Alamo A Boom Users Manual 002 Machete Front Cover
!! Alamo-13 Alamo Lawn Mower Manuals - Lawn Mower Manuals – The Best Lawn Mower Manuals Collection
A-Boom to the manual bb7b21d1-5a1b-4cb8-8403-12396469fdcc
2015-02-05
: Alamo Alamo-A-Boom-Users-Manual-506162 alamo-a-boom-users-manual-506162 alamo pdf
Open the PDF directly: View PDF
.
Page Count: 226 [warning: Documents this large are best viewed by clicking the View PDF Link!]

© 2008 Alamo Group Inc.
ALAMO INDUSTRIAL
1502 E. Walnut
Seguin, Texas 78155
210-372-3551
PARTS MANUAL
®
®
Effective Serial No. 04837 through CurrentRev 12-08 Part No. 02924700P
BOOM ARM MOWER
A-BOOM

TO THE OWNER/OPERATOR/DEALER
All implements with moving parts are potentially hazardous. There is no substitute for a cautious, safe-minded operator who
recognizes the potential hazards and follows reasonable safety practices. The manufacturer has designed this implement to
be used with all its safety equipment properly attached to minimize the chance of accidents.
BEFORE YOU START!! Read the safety messages on the implement and shown in your manual.
Observe the rules of safety and common sense!
WARRANTY INFORMATION:
Read and understand the complete Warranty Statement found in this Manual. Fill out the Warranty Registration Form
in full and return it within 30 Days. Make certain the Serial Number of the Machine is recorded on the Warranty Card
and on the Warranty Form that you retain. The use of "will-fit" parts will void your warranty and can cause
catastrophic failure with possible injury or death.
RED
RED
002369
*
*
LOCK UP.
LOCK UP.
5. TRANSPORT SAFELY,
5. TRANSPORT SAFELY,
6. USE SMV, LIGHTS, &
6. USE SMV, LIGHTS, &
REFLECTORS.
7. DO NOT OPERATE WITH
7. DO NOT OPERATE WITH
MOWER OR WING RAISED.
MOWER OR WING RAISED.
8. DO NOT MOUNT OR
8. DO NOT MOUNT OR
DISMOUNT WHILE MOVING.
DISMOUNT WHILE MOVING.
4. BLOCK UP SECURELY
4. BLOCK UP SECURELY
BEFORE WORKING UNDER.
BEFORE WORKING UNDER.
3. USE SAFETY SHOES,HARD
3. USE SAFETY SHOES,HARD
HAT, SAFETY GLASSES,
HAT, SAFETY GLASSES,
SEAT BELTS, & ROPS.
SEAT BELTS, & ROPS.
2. NO RIDERS, NO CHILDREN
2. NO RIDERS, NO CHILDREN
OPERATORS.
1.
MANUAL
READ
Never mount or dismount a moving vehicle. Crushing from runover may cause injury or death.
Never mount or dismount a moving vehicle. Crushing from runover may cause injury or death.
Put tractor in park or set brake, disengage PTO, stop engine, remove key, and wait until noise of rotation has ceased
Put tractor in park or set brake, disengage PTO, stop engine, remove key, and wait until noise of rotation has ceased
to prevent entanglement in rotating parts which may cause injury or death.
to prevent entanglement in rotating parts which may cause injury or death.
8. Before dismounting, secure flail mower in transport position or lower to ground.
8. Before dismounting, secure flail mower in transport position or lower to ground.
7. Never operate with Flail Mower or Folding Section raised if passersby, bystandards or traffic are in the area to reduce
7. Never operate with Flail Mower or Folding Section raised if passersby, bystandards or traffic are in the area to reduce
possibility of injury or death from objects thrown by Blades under Shields or implement structure.
possibility of injury or death from objects thrown by Blades under Shields or implement structure.
6. Make certain that SMV sign, Warning Lights, and Reflectors are clearly visible. Follow local traffic codes.
6. Make certain that SMV sign, Warning Lights, and Reflectors are clearly visible. Follow local traffic codes.
Install Restrictor in folding circuit to slow down lowering and unfolding if action is faster than is desirable.
Install Restrictor in folding circuit to slow down lowering and unfolding if action is faster than is desirable.
5. Before transporting, put Lift Lever in detent or full-lift position. Install Transport Safety Devices securely on folding
5. Before transporting, put Lift Lever in detent or full-lift position. Install Transport Safety Devices securely on folding
implements. Slowdown when turning and on hillsides.
implements. Slowdown when turning and on hillsides.
4. Block up or support raised machine and all lifted components securely before putting hands or feet under or working
4. Block up or support raised machine and all lifted components securely before putting hands or feet under or working
underneath any lifted component to prevent crushing injury or death from sudden dropping or inadvertent operation of
underneath any lifted component to prevent crushing injury or death from sudden dropping or inadvertent operation of
controls. Make certain that area is clear before lowering or folding.
controls. Make certain that area is clear before lowering or folding.
3. Operate only with tractor having Roll-Over Protective Structure (ROPS) and with seatbelt fastened securely and
3. Operate only with tractor having Roll-Over Protective Structure (ROPS) and with seatbelt fastened securely and
snugly to prevent injury and possible death from falling off or tractor overturn. Personal Protective Equipment such as
snugly to prevent injury and possible death from falling off or tractor overturn. Personal Protective Equipment such as
Hard Hat, Safety Glasses, Safety Shoes, and Ear Plugs are recommended.
Hard Hat, Safety Glasses, Safety Shoes, and Ear Plugs are recommended.
2. Allow no children on or near implement of tractor. Allow no riders on tractor or implement. Falling off can cause
2. Allow no children on or near implement of tractor. Allow no riders on tractor or implement. Falling off can cause
serious injury or death from being runover by tractor or mower or contact with Flail Mower Blades.
serious injury or death from being runover by tractor or mower or contact with Flail Mower Blades.
Learn how to stop engine suddenly in an emergency. Be alert for passersby and especially children.
Learn how to stop engine suddenly in an emergency. Be alert for passersby and especially children.
1. Study and understand Operator's Manuals, Safety Signs, and Instructional Decals for tractor & flail mower to prevent
1. Study and understand Operator's Manuals, Safety Signs, and Instructional Decals for tractor & flail mower to prevent
misuse, abuse, & accidents. Practice before operating mower in a confined area or near passersby.
misuse, abuse, & accidents. Practice before operating mower in a confined area or near passersby.
FAILING TO FOLLOW SAFETY MESSAGES AND OPERATING INSTRUCTIONS CAN CAUSE
FAILING TO FOLLOW SAFETY MESSAGES AND OPERATING INSTRUCTIONS CAN CAUSE
SERIOUS BODILY INJURY OR EVEN DEATH TO OPERATOR AND OTHERS IN THE AREA.
SERIOUS BODILY INJURY OR EVEN DEATH TO OPERATOR AND OTHERS IN THE AREA.
DANGER

PARTS
SECTION
Parts Section – 1

Parts Section – 2
©2008 Alamo Group Inc.
For maximum safety and to guarantee optimum product reliability, always use
genuine Servis-Rhino Parts. The use of inferior replacement parts may cause
premature or catastrophic failure which could result in serious injury or death.
Direct any questions regarding parts to:
The following instructions are offered to help eliminate needless delay and error in
processing purchase orders for the equipment in this section.
1. The Parts Section is prepared in logical sequence and grouping of parts that belong to
the basic machine featured in this manual. Part Numbers and Descriptions are given to
help locate the parts and quantities required.
2. The Purchase Order must include the name and address of the person or organization
ordering the parts, who should be charged, and if possible, the serial number of the machine
for which the parts are ordered.
3. The Purchase Order must clearly list the quantity of each part, the complete and correct
part number (be sure to include all periods), and the basic name of the part.
4. The Manufacturer reserves the right to substitute parts where applicable.
5. Some parts are unlisted items which are special production items not normally stocked
and are subject to special handling. Request a quotation for such parts before sending a
Purchase Order.
6. The Manufacturer reserves the right to change prices without prior notice.
NOTE: Please refer to The Safety Section in the front of this Manual for the proper
Part Number when ordering Replacement Safety Decals.
PARTS ORDERING GUIDE
ALAMO INDUSTRIAL
1502 E. Walnut
Seguin, Texas 78155
830-379-1480
®
®

PART NAME INDEX
28 FT - BOOM DIPPER SECTION (PART 1).............................................................................................................................................. 7
28 FT - BOOM DIPPER SECTION (PART 2).............................................................................................................................................. 9
28 FT - BOOM EXTENSION ARM............................................................................................................................................................ 11
28 FT - BOOM LIFT SECTION.................................................................................................................................................................. 13
28 FT - MOTOR ASY (ROTARY HEAD) - PN 02961029........................................................................................................................ 15
28 FT - MOTOR PARTS (ROTARY HEAD) - PN 02960696.................................................................................................................... 16
28 FT - SPINDLE ASY (ROTARY HEAD) - PN 02960553C................................................................................................................... 17
28 FT - X-FRAME SQ HEAD (PARTS) - PN 02962177........................................................................................................................... 19
28 FT - X-FRAME SQ HEAD ASY - PN 02962177.................................................................................................................................. 21
50 IN - X-FRAME BLADE CARRIER ASY (DUAL BAR) - PN 02962721............................................................................................ 22
50 IN - X-FRAME BLADE CARRIER ASY (PAN) - PN 02964457......................................................................................................... 23
50 IN - X-FRAME BLADE CARRIER ASY (SINGLE BAR) - PN 02971745......................................................................................... 24
50 IN - X-FRAME SQ HEAD ASY............................................................................................................................................................ 25
50 IN - X-FRAME SQ HEAD MOTOR (PARTS)...................................................................................................................................... 27
50 IN - X-FRAME SQ HEAD MOTOR ASY W- FITTINGS.................................................................................................................... 29
60 IN - SQ HEAD ASY (BOOM-AXE)...................................................................................................................................................... 31
60 IN - SQ HEAD MOTOR (PARTS)......................................................................................................................................................... 33
60 IN - SQ HEAD MOTOR ASY................................................................................................................................................................ 35
60 IN - SQ HEAD SPINDLE - MOTOR & BLADE BAR......................................................................................................................... 37
60 IN - SQ HEAD SPINDLE ASY.............................................................................................................................................................. 39
ARTICULATED ARM ASY - (17 FT) (PART 1)...................................................................................................................................... 41
ARTICULATED ARM ASY - (17 FT) (PART 2)...................................................................................................................................... 43
ARTICULATED ARM ASY - (20-23 FT) (PART 1)................................................................................................................................. 45
ARTICULATED ARM ASY - (20-23 FT) (PART 2)................................................................................................................................. 47
BUZZ BAR - HYD MOTOR (PARTS) - PN 02975175............................................................................................................................. 49
BUZZ BAR HEAD ASY 48 IN - SN 01307 (11-01) & UP (PAGE 1)....................................................................................................... 51
BUZZ BAR HEAD ASY 48 IN - SN 01307 (11-01) & UP (PAGE 2)....................................................................................................... 53
BUZZ BAR HEAD ASY 48 IN - SN 01307 (11-01) & UP (PAGE 3)....................................................................................................... 55
BUZZ BAR HEAD ASY 69 IN - SN 01307 (11-01) & UP (PART 1)........................................................................................................ 57
BUZZ BAR HEAD ASY 69 IN - SN 01307 (11-01) & UP (PART 2)........................................................................................................ 59
BUZZ BAR HEAD ASY 69 IN - SN 01307 (11-01) & UP (PART 3)........................................................................................................ 61
BUZZ BAR HEAD ASY 90 IN - SN 01306 (10-31) & DOWN (PART 1)................................................................................................ 63
BUZZ BAR HEAD ASY 90 IN - SN 01306 (10-31) & DOWN (PART 2)................................................................................................ 65
BUZZ BAR HEAD ASY 90 IN - SN 01307 (11-01) & UP (PART 1)........................................................................................................ 67
BUZZ BAR HEAD ASY 90 IN - SN 01307 (11-01) & UP (PART 2)........................................................................................................ 69
BUZZ BAR HEAD ASY 90 IN - SN 01307 (11-01) & UP (PART 3)........................................................................................................ 71
BUZZ BAR SPINDLE ASY - SN BB-01219.............................................................................................................................................. 73
CAGE ASY - UNIVERSAL MOUNT......................................................................................................................................................... 75
DITCHER - BLADE HEAD ASY (FWD ROT) - PN 02875301................................................................................................................ 77
DITCHER - BLADE HEAD ASY (REV ROT) - PN 02898501................................................................................................................. 78
©2008 Alamo Group Inc. Parts Section -3
A-BOOM (04-04) SN 04837 - UP Rev 12-08

PART NAME INDEX
DITCHER - HEAD ASY - PN 02215413.................................................................................................................................................... 79
DITCHER - HOUSING ASY (FWD ROT) - PN 02873900....................................................................................................................... 80
DITCHER - HOUSING ASY (REV ROT) - PN 02898600........................................................................................................................ 81
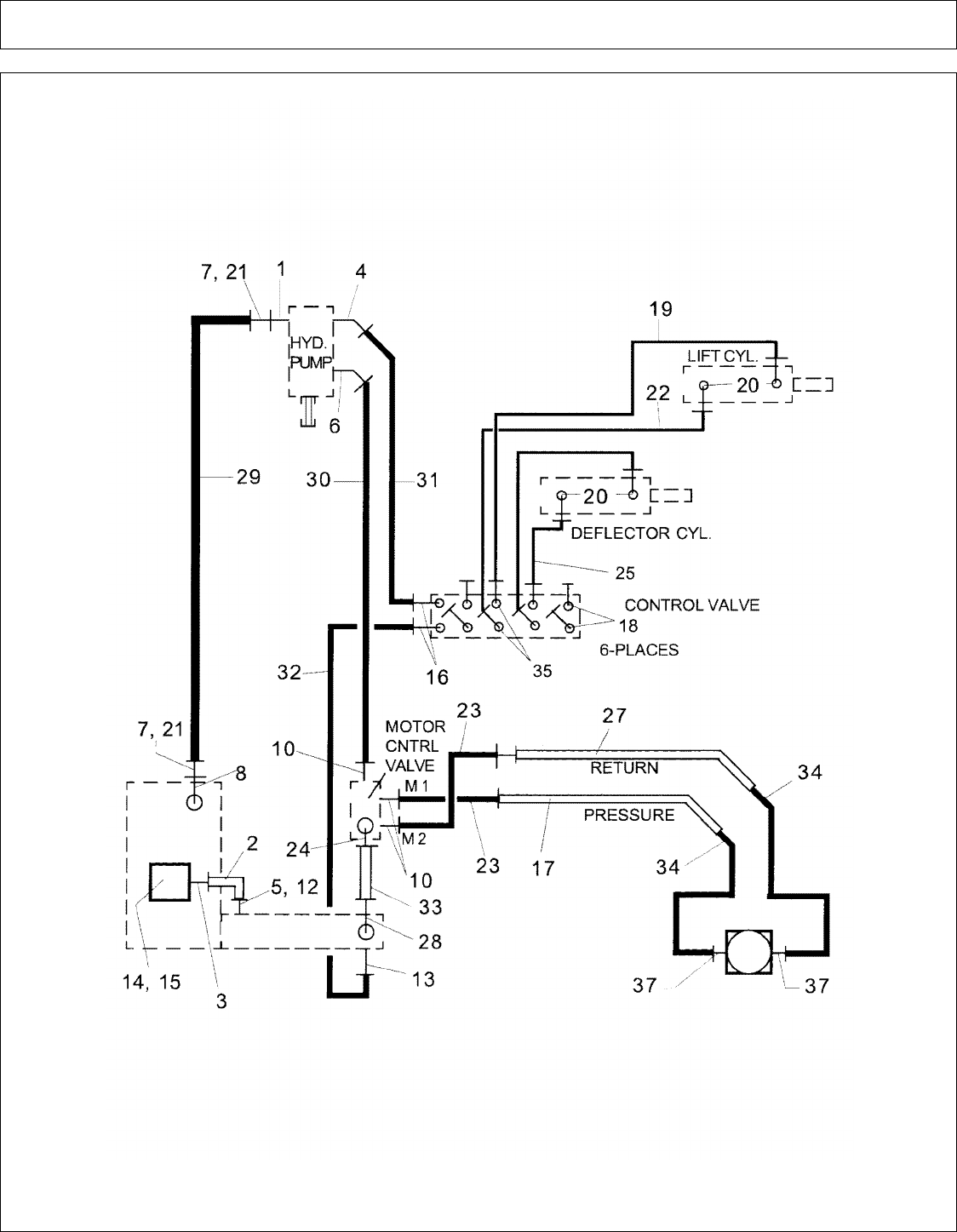
DITCHER - HYD SCHEMATIC W-PARTS.............................................................................................................................................. 83
DITCHER - MOTOR ASY (NEW STYLE) - PN 02978110...................................................................................................................... 85
DITCHER - MOTOR ASY (OLD STYLE) - PN 02870100....................................................................................................................... 86
DITCHER - MOTOR PARTS (NEW STYLE) - PN 02978110.................................................................................................................. 87
DITCHER - MOTOR PARTS (OLD STYLE) - PN 02870100................................................................................................................... 89
DITCHER - SPINDLE ASY - PN 02872300............................................................................................................................................... 91
DITCHER - SPINDLE ASY - PN 02973336............................................................................................................................................... 92
FILTER ASY - PN 02961000...................................................................................................................................................................... 93
FLAIL AXE - HEAD ASY (SN 04250 & UP) (PART 1)........................................................................................................................... 95
FLAIL AXE - HEAD ASY (SN 04250 & UP) (PART 2)........................................................................................................................... 97
FLAIL AXE - MOTOR ASY (SN FA-04250 & UP) - PN 02963893......................................................................................................... 99
FLAIL AXE - MOTOR PARTS (SN FA-04250 & UP) - PN 02961678.................................................................................................. 101
HVY DTY FLAIL - 48 IN AND 60 IN HEAD ASY (PART 1)............................................................................................................... 103
HVY DTY FLAIL - 48 IN AND 60 IN HEAD ASY (PART 2)............................................................................................................... 105
HVY DTY FLAIL - GAUGE WHEELS................................................................................................................................................... 107
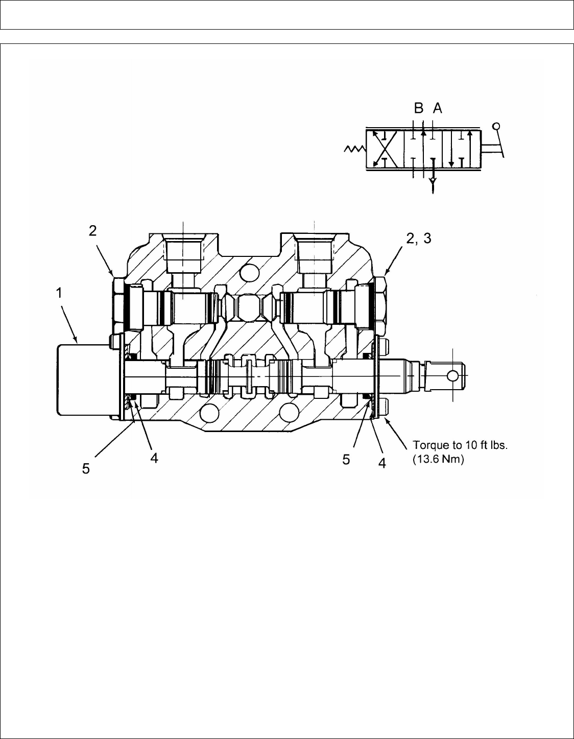
HYD CUTTER VALVE - PN 02957254................................................................................................................................................... 109
HYD CUTTER VALVE ASY - PN 02961090.......................................................................................................................................... 111
HYD CUTTER VALVE ASY INSTALLATION - PN 02960565............................................................................................................ 112
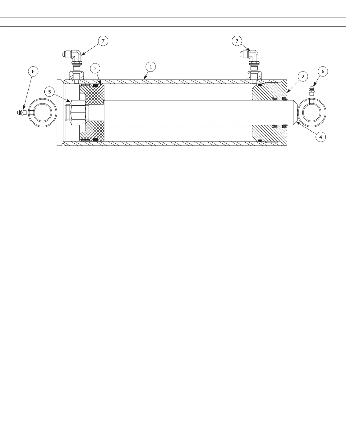
HYD CYL ASY - DIPPER (17 FT) - PN 02967017.................................................................................................................................. 113
HYD CYL ASY - DIPPER (20-23 FT) - PN 02961780T.......................................................................................................................... 115
HYD CYL ASY - DIPPER (28 FT) - PN 02222000 (03-00 & DOWN)................................................................................................... 117
HYD CYL ASY - DIPPER (28 FT) - PN 02222000 (04-00 & UP).......................................................................................................... 119
HYD CYL ASY - EXTENSION (28 FT) - PN 02961485C...................................................................................................................... 121
HYD CYL ASY - LIFT (17 FT) - PN 02962297....................................................................................................................................... 123
HYD CYL ASY - LIFT (20-23-28 FT) - PN 02961779............................................................................................................................ 124
HYD CYL ASY - SWING (17-20-23-28 FT) - PN 02961778.................................................................................................................. 125
HYD CYL ASY - TILT (17-20-23 FT) - PN 02967016............................................................................................................................ 126
HYD CYL ASY - TILT (28 FT) - PN 02961787....................................................................................................................................... 127
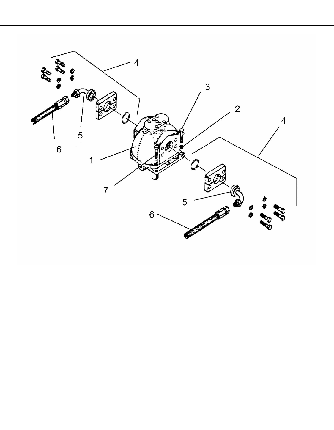
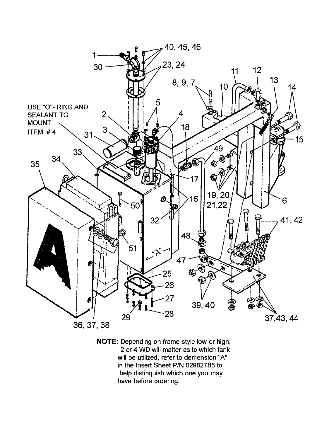
HYD PUMP ASY (FRONT SINGLE) - PN 02961827............................................................................................................................. 128
HYD PUMP ASY (FRONT TANDEM) - PN 02961826.......................................................................................................................... 129
HYD PUMP ASY (REAR SINGLE 540 RPM) - PN 02962096............................................................................................................... 130
HYD PUMP ASY (REAR TANDEM 540 RPM) - PN 02962097............................................................................................................ 131
HYD PUMP PARTS (FRONT SINGLE) - PN 02961474......................................................................................................................... 133
HYD PUMP PARTS (FRONT TANDEM) - PN 02961735...................................................................................................................... 135
HYD PUMP PARTS (REAR SINGLE 540 RPM) - PN 02964947........................................................................................................... 137
HYD PUMP PARTS (REAR TANDEM 540 RPM) - PN 02964948........................................................................................................ 139
©2008 Alamo Group Inc. Parts Section -4
A-BOOM (04-04) SN 04837 - UP Rev 12-08

PART NAME INDEX
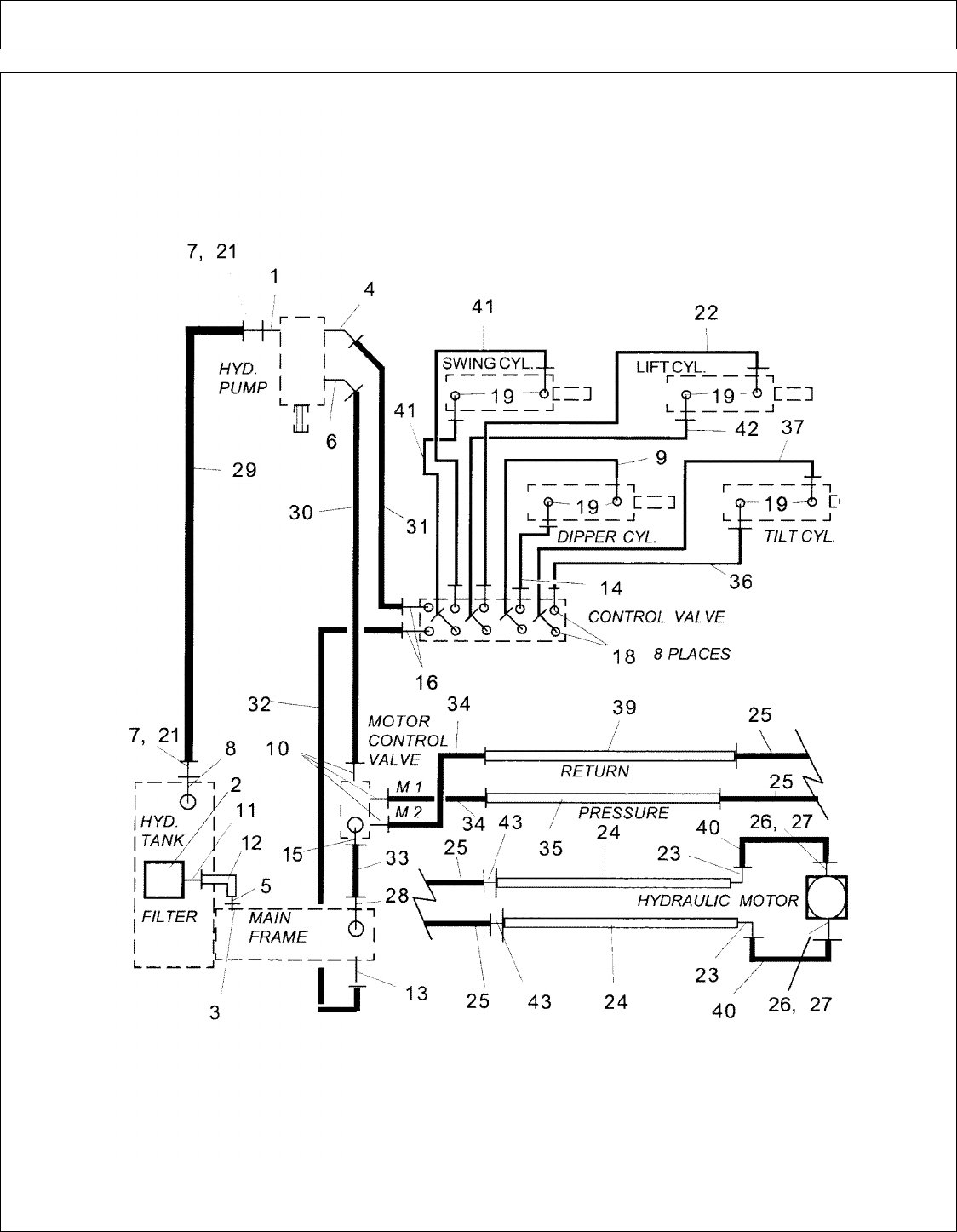
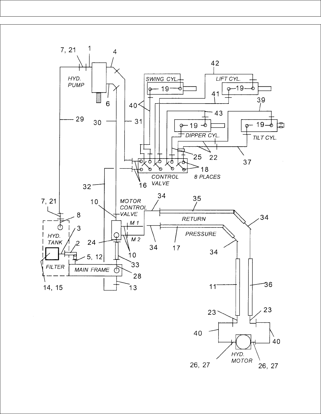
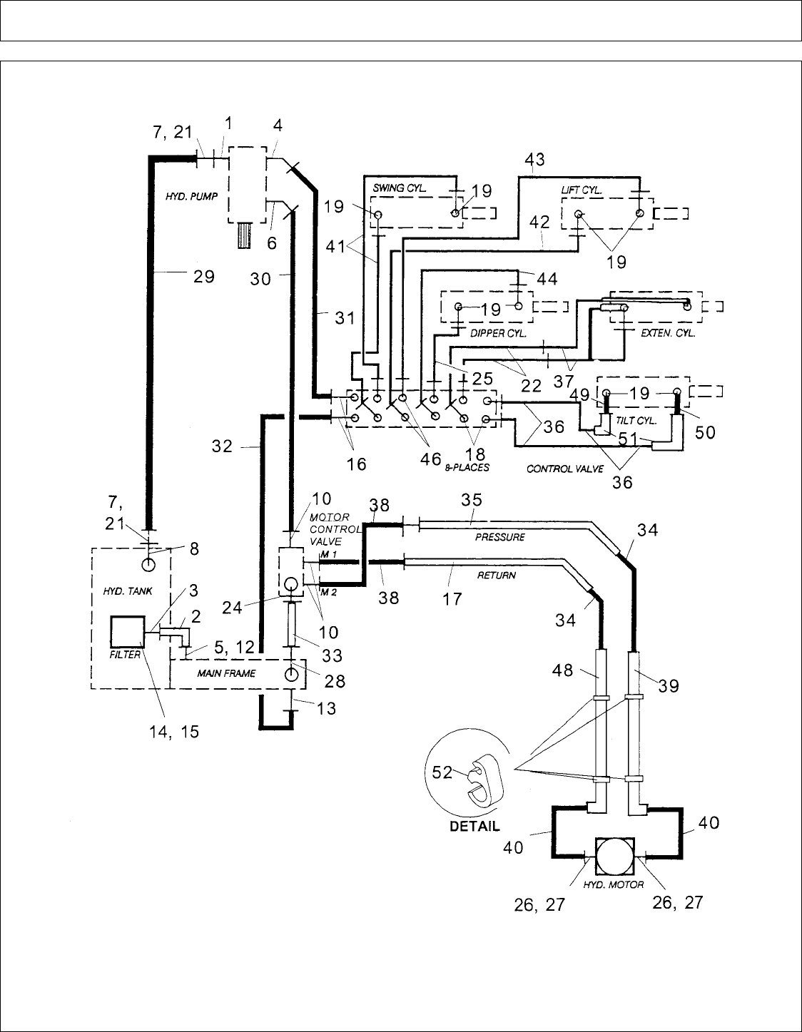
HYD SCHEMATIC (17 FT) (PART 1)..................................................................................................................................................... 141
HYD SCHEMATIC (17 FT) (PART 2)..................................................................................................................................................... 143
HYD SCHEMATIC (20-23 FT) (PART 1)................................................................................................................................................ 145
HYD SCHEMATIC (20-23 FT) (PART 2)................................................................................................................................................ 147
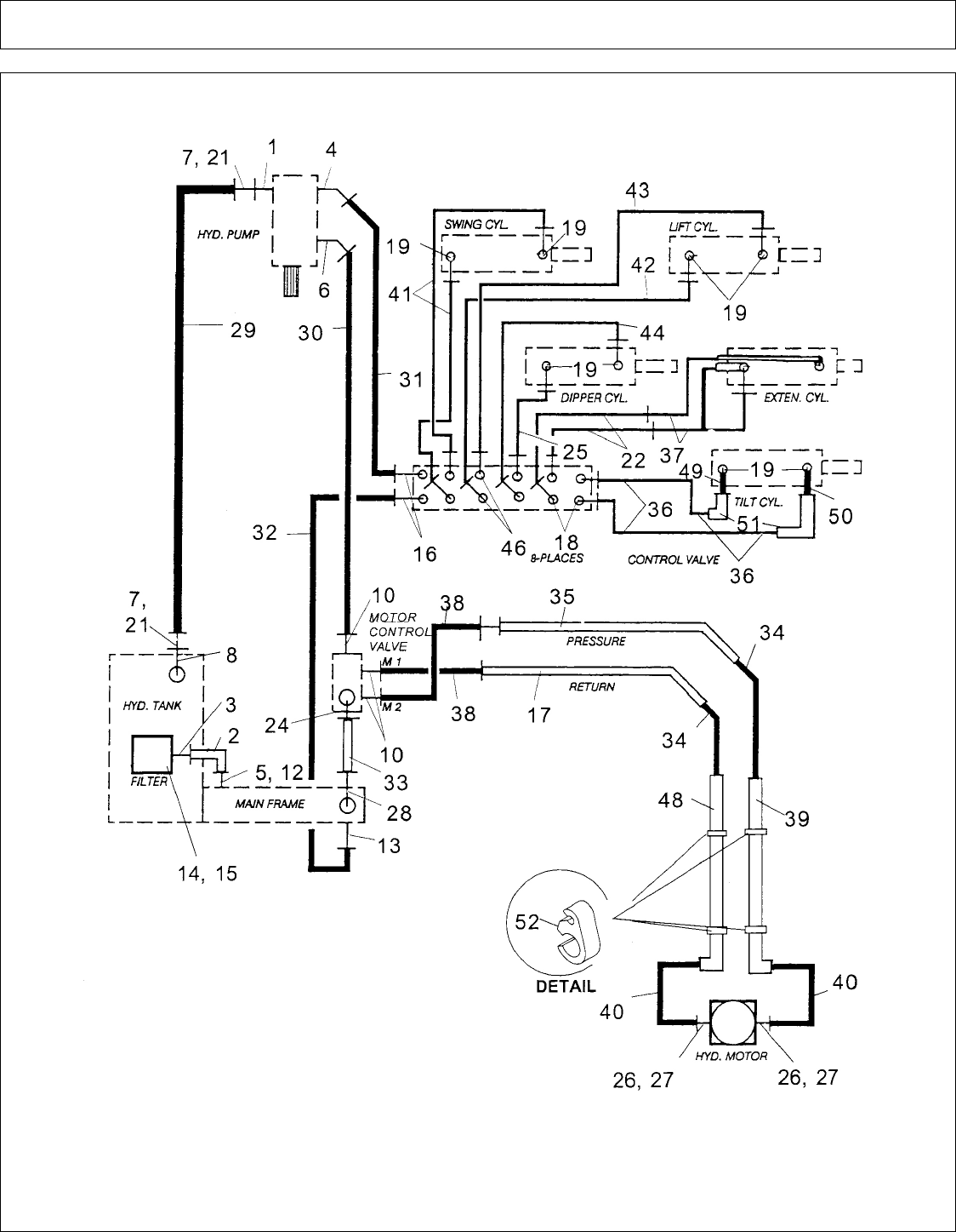
HYD SCHEMATIC W-PARTS (28 FT) (PART 1)................................................................................................................................... 149
HYD SCHEMATIC W-PARTS (28 FT) (PART 2)................................................................................................................................... 151
HYD VALVE BANK (28 FT) - PN 02957610.......................................................................................................................................... 153
HYD VALVE BANK COVER.................................................................................................................................................................. 155
HYD VALVE BANK W- FITTINGS - PN 02962298.............................................................................................................................. 157
HYD VALVE REMOTE CONTROL CABLES & MOUNT................................................................................................................... 159
HYD VALVE SEGMENT - FLOAT......................................................................................................................................................... 161
HYD VALVE SEGMENT - NON-FLOAT............................................................................................................................................... 162
HYDRO FLOAT OPTION........................................................................................................................................................................ 163
JOYSTICK CONSOLE ASY..................................................................................................................................................................... 165
KING POST ATTACHMENT (W-PLAIN BUSHINGS)......................................................................................................................... 167
KING POST ATTACHMENT (W-SERRATED BUSHINGS)................................................................................................................ 169
MAIN FRAME ASY (03-06 & DOWN) (PART 1).................................................................................................................................. 171
MAIN FRAME ASY (03-06 & DOWN) (PART 2).................................................................................................................................. 173
MAIN FRAME ASY (04-06 & UP) (PART 1).......................................................................................................................................... 175
MAIN FRAME ASY (04-06 & UP) (PART 2).......................................................................................................................................... 177
MOUNTING COMPONENTS - COMMON PARTS BOX (OPTION)................................................................................................... 179
SICKLE BAR & BASKET ASY (28 FT BOOM)..................................................................................................................................... 181
SICKLE BAR - BASIC DRIVE (PARTS) - PN 0666200......................................................................................................................... 183
SICKLE BAR - CUTTER BAR ASY........................................................................................................................................................ 185
SICKLE BAR - HEAD ASY - PN 02962179............................................................................................................................................ 187
SICKLE BAR - HYD DRIVE ASY - PN 0666100................................................................................................................................... 189
SICKLE BAR - HYD MOTOR ASY - PN 0447300................................................................................................................................. 191
SICKLE BAR - HYD VALVE - PN 00750053 - (S/N AB-05999 01-04 & DOWN)............................................................................... 193
SICKLE BAR - HYD VALVE - PN 00750053A (S/N AB-06000 & UP)................................................................................................ 195
SICKLE BAR - KNIFE ASY..................................................................................................................................................................... 197
SLOPE MOWER HEAD - BLADE BAR ASY - PN 02957478............................................................................................................... 198
SLOPE MOWER HEAD - CASTER WHEEL ASY................................................................................................................................. 199
SLOPE MOWER HEAD - HEAD ASY - PN 02962174........................................................................................................................... 201
SLOPE MOWER HEAD - HEAD SUB-ASY........................................................................................................................................... 203
SLOPE MOWER HEAD - MOTOR ASY - PN 02960696....................................................................................................................... 204
SLOPE MOWER HEAD - MOTOR PARTS - PN 02960696................................................................................................................... 205
SPEED CHANGER (REAR PTO MNT) - PN 00758991......................................................................................................................... 207
TIMBERCAT - HEAD ASY (PART 1)..................................................................................................................................................... 209
TIMBERCAT - HEAD ASY (PART 2)..................................................................................................................................................... 211
©2008 Alamo Group Inc. Parts Section -5
A-BOOM (04-04) SN 04837 - UP Rev 12-08

PART NAME INDEX
VALVE ASSEMBLY - 4 SPOOL FIXED DISPLACEMENT (OPTION)............................................................................................... 213
VALVE ASSEMBLY - 5 SPOOL FIXED DISPLACEMENT (OPTION)............................................................................................... 215
VALVE ASSEMBLY - OCFD SYS 4 & 5 SPOOL (OPTION)................................................................................................................ 217
©2008 Alamo Group Inc. Parts Section -6
A-BOOM (04-04) SN 04837 - UP Rev 12-08

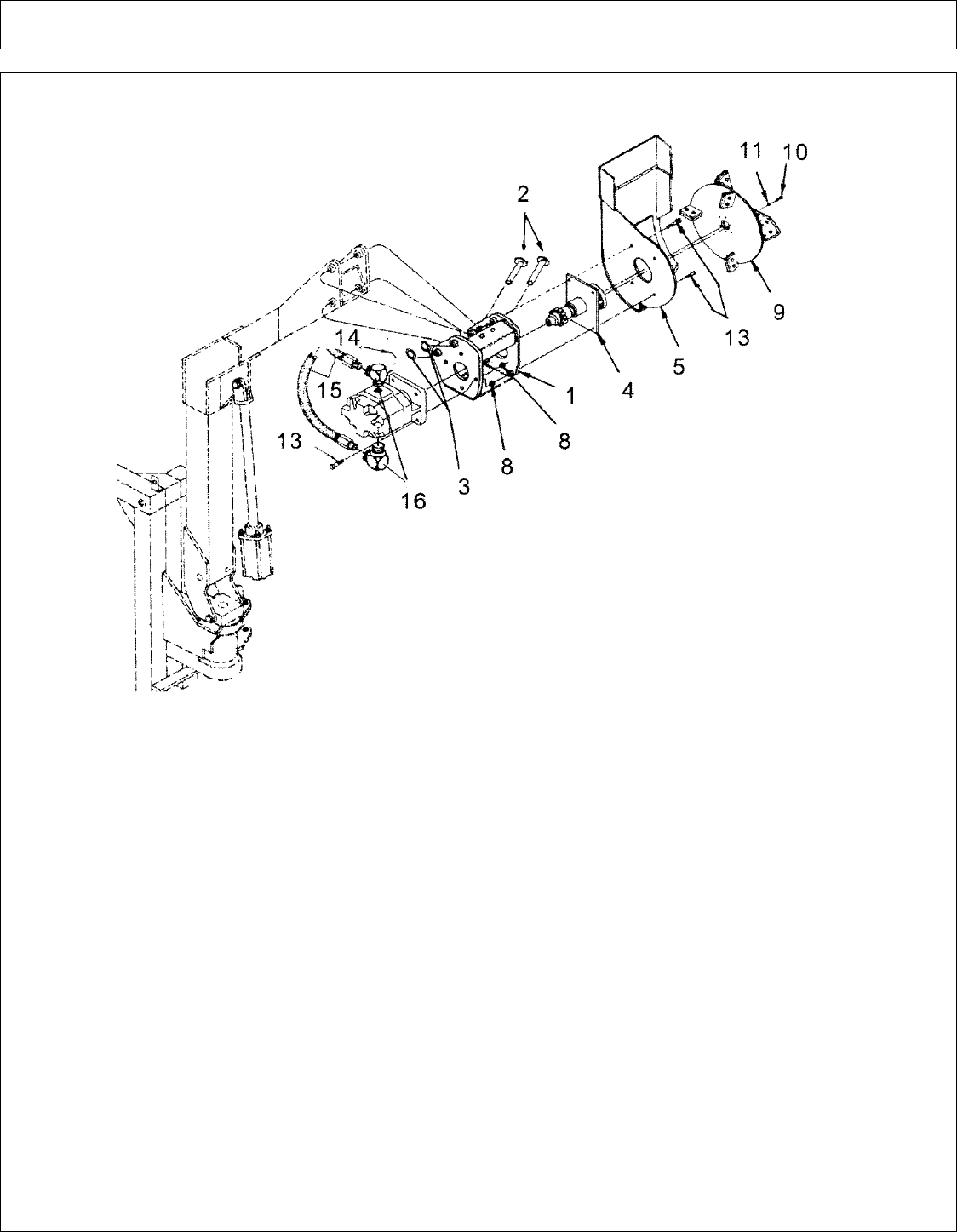
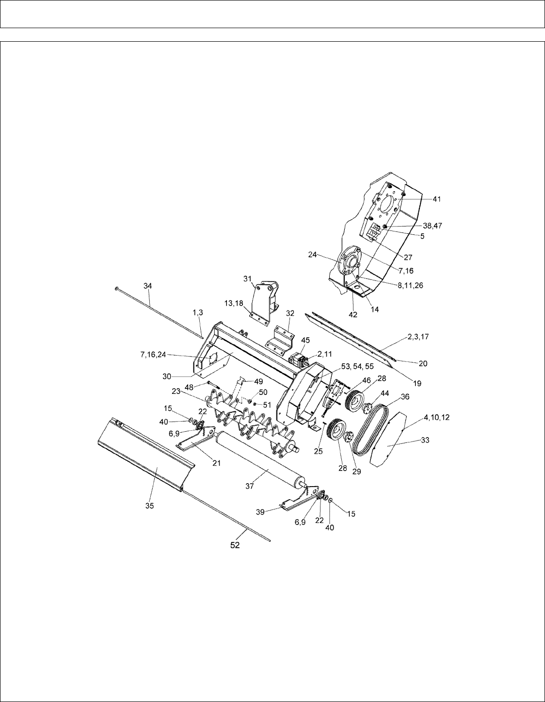
28 FT - BOOM DIPPER SECTION (PART 1)
©2008 Alamo Group Inc. Parts Section -7
A-BOOM (04-04) SN 04837 - UP Rev 12-08

28 FT - BOOM DIPPER SECTION (PART 1)
Continued...
ITEM PART NO. QTY. DESCRIPTION
1 02288400 1 SLEEVE, BOOM WLDMNT
2 02958924 1 EXTENSION ARM WLDMNT
3 02959268 2 BUSHING
4 02957089 1 LOCKWASHER
5 02921700 1 NUT
6 00003901 2 LOCKWASHER
7 00000200 2 NUT
8 02289400 1 ROLLER HOSE
9 00001300 1 LOCKWASHER
10 00001200 1 NUT
11 00003500 6 GREASE FITTING
12 00759946 6 WASHER
13 02030300 1 LOCKNUT
14 02956972 2 BOLT
15 02959302 1 BOLT
16 02758400 2 BOLT
17 02958938 1 PIN, MAIN WLDMNT
18 02289100 2 PIN, ROLLER (LARGE)
19 02289600 7 ROLLER ASY, (LARGE)
20 00606000 7 COTTER PIN
21 02289300 1 PIN, ROLLER (SMALL)
22 02971796 1 CYLINDER ASY, EXTENSION CYL.
23 02905300 2 HOSE, # 4 X 200" LONG
24 02289500 1 ROLLER ASY. (SMALL)
25 02774500 2 WASHER SPACER
26 00037200 2 LOCKNUT
27 02961787 1 TILT CYL ASSY-28 BOOM
28 02960528 1 CYLINDER ASY.
29 02965364 1 HOSE, # 4 X 26" LONG
30 02955365 1 HOSE, # 4 X 12" LONG
31 02960018 2 ELBOW, 90 DEG.
32 02958927 1 LINKAGE ARM ASY.
33 02967021 1 LINKAGE ARM ASY.
34 00752405 1 BOLT
35 02956918 2 CAP
36 02960049 1 PIN WLDMNT, DIPPER
37 02769200 1 BOLT
38 00752670 5 GREASE FITTING
39 00750959 4 BOLT
40 02043900 4 LOCKWASHER
41 02968301 2 HOSE, #4 X 100" LONG
©2008 Alamo Group Inc. Parts Section -8
A-BOOM (04-04) SN 04837 - UP Rev 12-08

28 FT - BOOM DIPPER SECTION (PART 2)
©2008 Alamo Group Inc. Parts Section -9
A-BOOM (04-04) SN 04837 - UP Rev 12-08

28 FT - BOOM DIPPER SECTION (PART 2)
Continued...
ITEM PART NO. QTY. DESCRIPTION
42 02223900 2 WEAR PLATE
43 02965357 1 HOSE CLAMP BAR
44 02965358 2 CARRIAGE BOLT
45 02959924 2 LOCKNUT
46 02965367 1 PLATE, TUBING CLAMP
47 00002700 12 FLATWASHER
48 02963111 2 HOSE ROLLER
49 00751582 2 BOLT
50 02959302 3 BOLT
51 00001800 8 LOCKNUT
52 02963110 2 HOSE ROLLER
53 02963109 1 HOSE ROLLER WLDMNT ASY.
54 02968308 1 HOSE CLAMP WLDMNT
00015800 2 LOCKNUT, F/ ITEM 54 (NOT SHOWN)
©2008 Alamo Group Inc. Parts Section -10
A-BOOM (04-04) SN 04837 - UP Rev 12-08

28 FT - BOOM EXTENSION ARM
©2008 Alamo Group Inc. Parts Section -11
A-BOOM (04-04) SN 04837 - UP Rev 12-08

28 FT - BOOM EXTENSION ARM
Continued...
ITEM PART NO. QTY. DESCRIPTION
1 02966574 2 SPACER
2 02966483 4 TUBE CLAMP
3 02966482 2 HYDRAULIC TUBE
4 02966481 1 HYDRAULIC TUBE, RH
5 02966480 1 HYDRAULIC TUBE, LH
7 02965367 1 CLAMP PLATE
8 02965366 1 SLEEVING W/ EYELETS
9 02965365 1 HOSE, # 4 X 12" LONG
10 02965364 1 HOSE, # 4 X 26" LONG
11 02965363 2 HOSE, # 4 X 100" LONG
12 02965361 2 HOSE, # 6 X 100" LONG
13 02965360 2 HOSE, # 6 X 202" LONG
14 02965359 2 HOSE, # 16 X 98" LONG
15 02965358 2 CARRIAGE BOLT
16 02965357 2 TUBING CLAMP SET
17 02971796 1 CYLINDER ASY, EXTENSION CYL.
18 02959924 2 LOCKNUT
19 02957475 1 SLEEVING, TOP LIFT SECTION
20 02906300 1 SLEEVING, BOTTOM LIFT SECTION
21 02905300 2 HOSE, # 4 X 200" LONG
22 02753400 5 PLATIC TIE
©2008 Alamo Group Inc. Parts Section -12
A-BOOM (04-04) SN 04837 - UP Rev 12-08

28 FT - BOOM LIFT SECTION
©2008 Alamo Group Inc. Parts Section -13
A-BOOM (04-04) SN 04837 - UP Rev 12-08

28 FT - BOOM LIFT SECTION
Continued...
ITEM PART NO. QTY. DESCRIPTION
1 02961112 1 LIFT SECTION WLDMNT
2 02958938 1 MAIN PIN WLDMNT
3 02959268 2 BUSHING
4 02957089 1 LOCKWASHER
5 02921700 1 NUT
6 02152800 3 BOLT
7 00002700 12 FLATWASHER
8 00001800 8 LOCKNUT
9 02963154 3 CLAMP, STEEL TUBING
10 02963323 2 COVER WLDMNT, MOUNT BRACKET
11 02026200 1 HOSE CLAMP
12 02959154 1 ELBOW, 45 DEG.
13 02956851 2 ELBOW
14 02961286 2 ADAPTER, STRAIGHT
15 00749946 6 WASHER
16 02960049 1 DIPPER PIN WLDMNT
17 00606000 7 COTTER PIN
18 02960506 2 CAP
19 02959225 1 BUSHING, CONNEX
20 02753400 5 PLASTIC TIE
21 02957475 1 SLEEVING, 69" LONG
22 02906300 1 SLEEVING
23 02222000 1 CYLINDER ASY, DIPPER
24 02962023 1 HOSE, # 4 X 12" LONG
25 02968299 2 HOSE, # 6 X 100" LONG
26 02215700 1 HOSE, # 4 X 190" LONG
27 02968301 2 HOSE, # 4 X 100" LONG
28 02905300 2 HOSE, # 4 X 200" LONG
29 02965360 2 HOSE, # 6 X 202" LONG
30 02968303 1 SLEEVING W/ GROMMETS
31 02968302 2 HOSE, # 16 X 98" LONG
32 02960982 1 TOP FOUR LINKAGE HYD. TUBE
33 02960983 1 TOP FOUR LINKAGE HYD. TUBE
34 00003500 6 GREASE FITTING
©2008 Alamo Group Inc. Parts Section -14
A-BOOM (04-04) SN 04837 - UP Rev 12-08

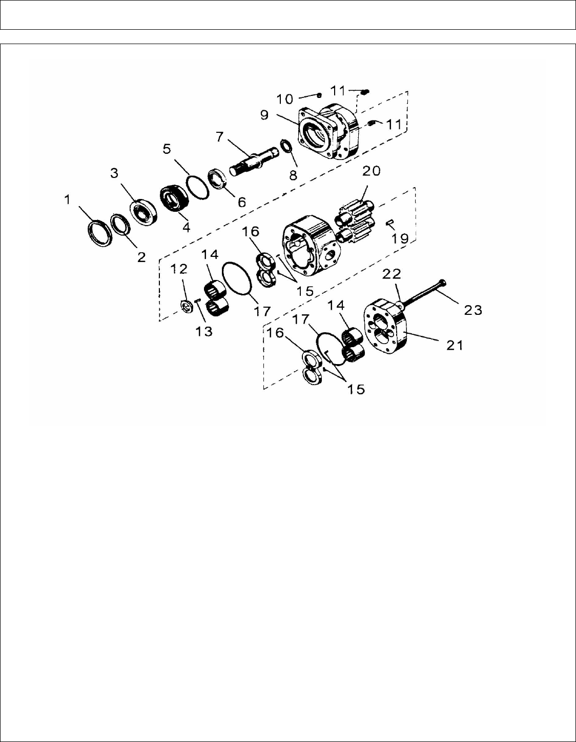
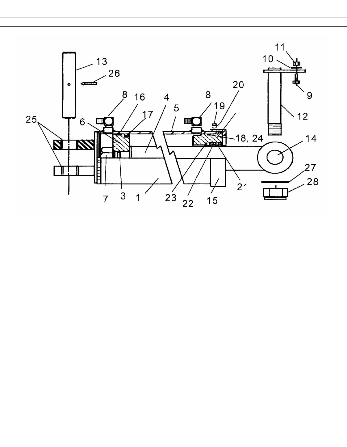
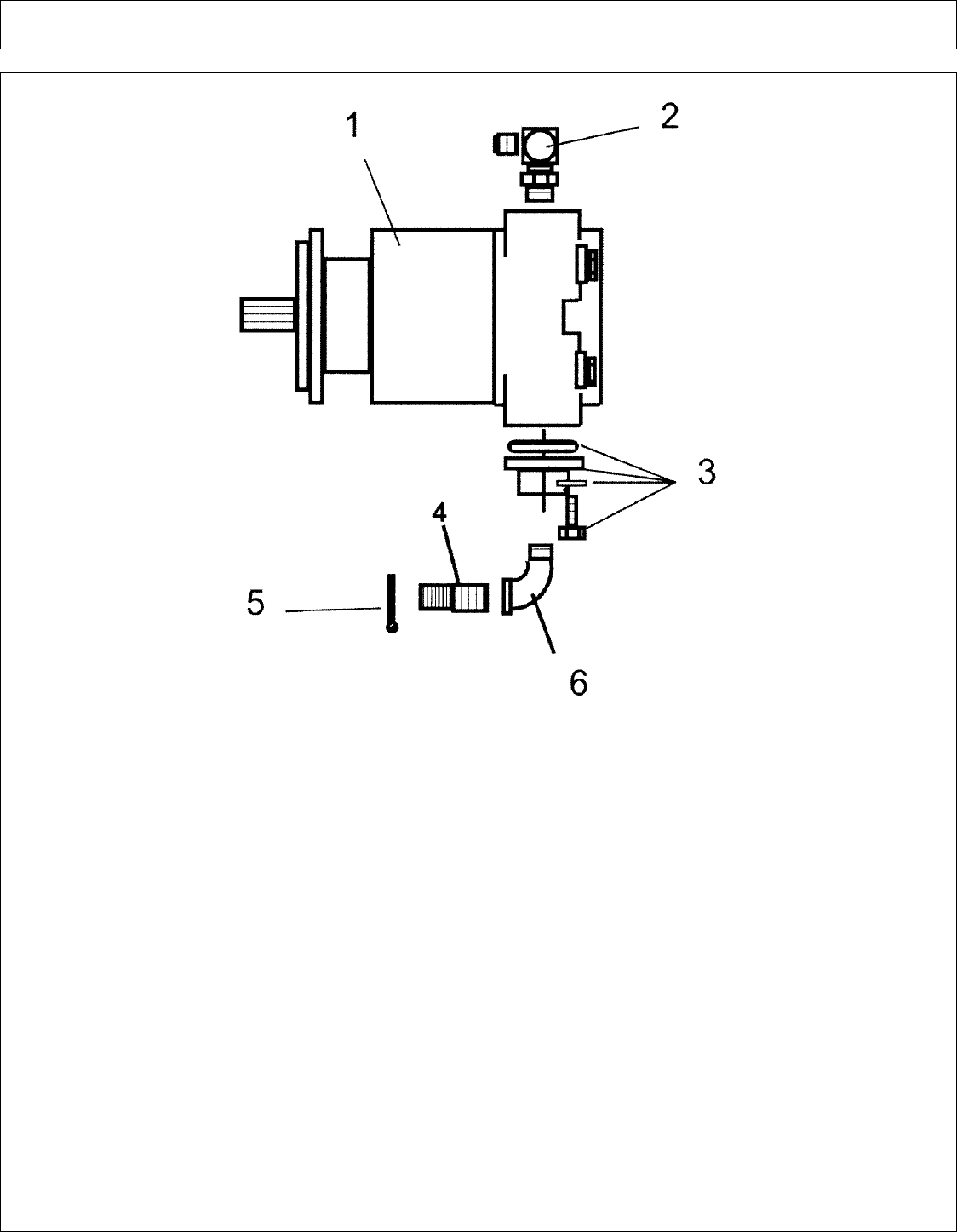
28 FT - MOTOR ASY (ROTARY HEAD) - PN 02961029
ITEM PART NO. QTY. DESCRIPTION
02961029 - MOTOR ASY, W/ FITTINGS
1 02960696 1 MOTOR ASY, W/O FITTINGS
2 63000500 4 WASHER
3 02788400 2 BOLT
4 00749103 1 SPLIT FLANGE KIT
5 02705100 2 ELBOW
6 02958647 2 HOSE
7 02960951 2 STUD
©2008 Alamo Group Inc. Parts Section -15
A-BOOM (04-04) SN 04837 - UP Rev 12-08

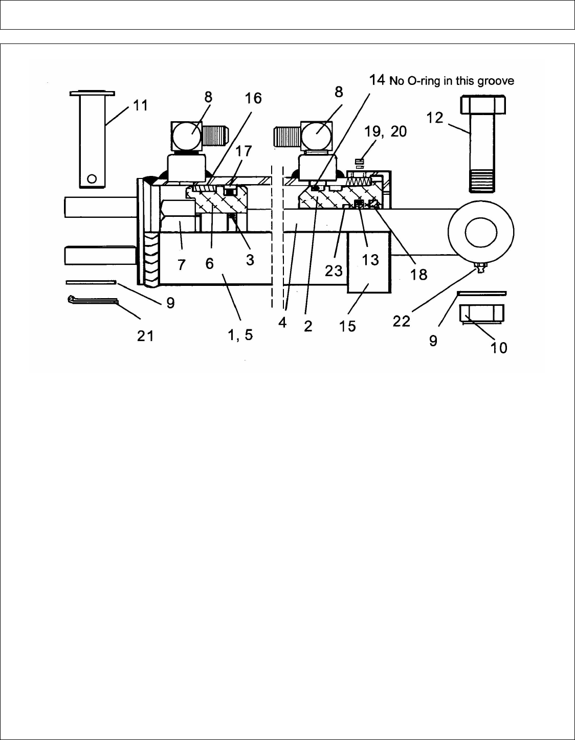
28 FT - MOTOR PARTS (ROTARY HEAD) - PN 02960696
ITEM PART NO. QTY. DESCRIPTION
02960696 - MOTOR ASY.
1 * SEAL KIT 1 SEAL (IN ITEM 21)
2 * SEAL KIT 8 BOLT (IN ITEM 21)
3 * SEAL KIT 8 FLATWASHER (IN ITEM 21)
4 02721000 1 FLANGE
5 * SEAL KIT 1 O-RING (IN ITEM 21)
6 02721500 2 BOTTOM ISOLATION PLATE
7 * SEAL KIT 4 SEALING STRIP (IN ITEM 21)
8 * SEAL KIT 4 END SEPERATOR (IN ITEM 21)
9 * SEAL KIT 2 CENTER SEPERATOR (IN ITEM 21)
10 * SEAL KIT 4 O-RING (IN ITEM 21)
11 * SEAL KIT 4 BACK UP RING (IN ITEM 21)
12 02721300 2 PRESSURE PLATE
13 02961071 1 DRIVE & IDLER GEAR SET
15 02721400 2 TOP ISOLATION PLATE
16 02721700 2 DOWEL PIN
17 NFS 1 BODY
18 02721800 1 SNAP RING
19 02721600 4 STEEL RING
20 * SEAL KIT 1 SEAL (IN ITEM 21)
21 02720000 1 SEAL KIT (ITEMS 1,2,3,5,7,8,9,10,11 & 20)
©2008 Alamo Group Inc. Parts Section -16
A-BOOM (04-04) SN 04837 - UP Rev 12-08

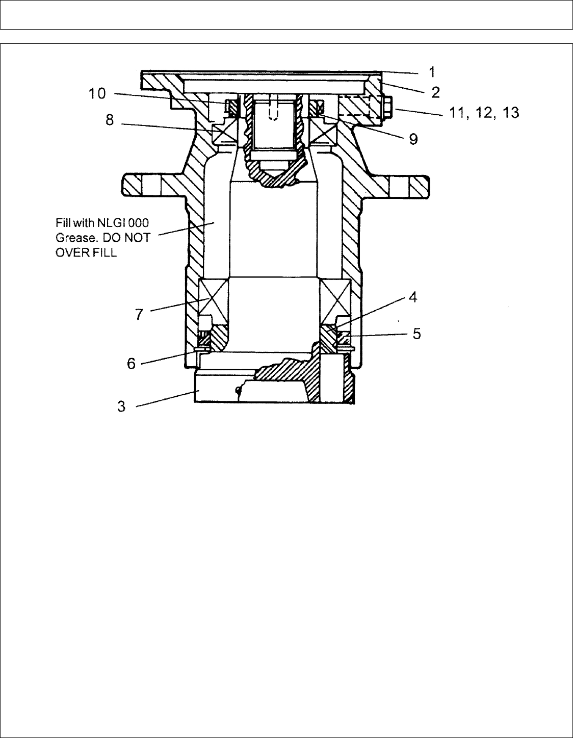
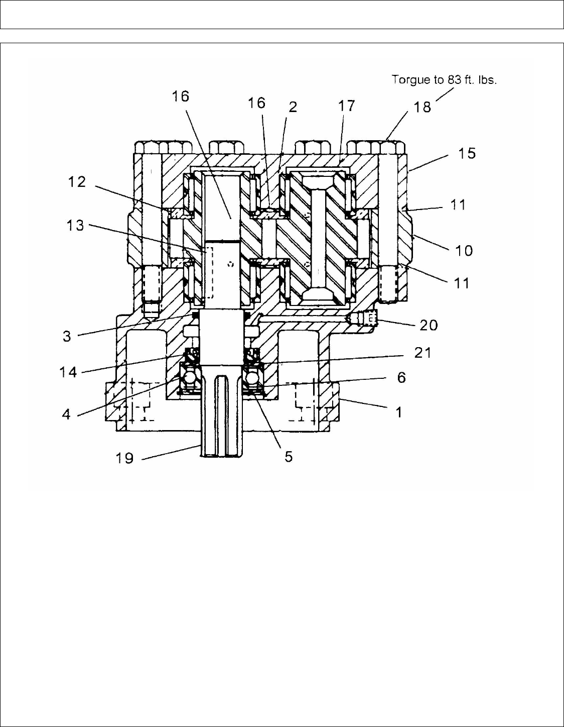
28 FT - SPINDLE ASY (ROTARY HEAD) - PN 02960553C
ITEM PART NO. QTY. DESCRIPTION
02960553C - SPINDLE ASY. COMPLETE
1 02961038 1 GASKET
2 02960562C 1 SPINDLE HOUSING
3 02960561 1 SPINDLE SHAFT
4 02960558 1 BEARING RING
5 02960559 1 SEAL
6 00754627 1 SNAP RING
7 02960557 1 BEARING ASY, CUP & CONE (LOWER)
8 00755628 1 BEARING ASY, CUP & CONE (UPPER)
9 02964269 1 LOCKING WASHER
10 02962030 1 BEARING ADJUSTING NUT
11 00755633 1 PLUG
12 02959860 1 PRESSURE RELIEF PLUG
13 00751731 1 REDUCER
©2008 Alamo Group Inc. Parts Section -17
A-BOOM (04-04) SN 04837 - UP Rev 12-08

THIS PAGE INTENTIONAL LEFT BLANK
©2008 Alamo Group Inc. Parts Section -18
A-BOOM (04-04) SN 04837 - UP Rev 12-08

28 FT - X-FRAME SQ HEAD (PARTS) - PN 02962177
©2008 Alamo Group Inc. Parts Section -19
A-BOOM (04-04) SN 04837 - UP Rev 12-08

28 FT - X-FRAME SQ HEAD (PARTS) - PN 02962177
Continued...
ITEM PART NO. QTY. DESCRIPTION
1 02957436 1 SQUARE HEAD WLDMNT
2 02885700 2 REAR FLAP
3 00011100 67 WASHER
4 02035800 42 WASHER
5 00015800 48 NUT
6 00023100 11 BOLT
7 02959952 1 FRONT GUARD WLDMNT
8 02957380 1 SIDE GUARD
9 00059700 4 BOLT
10 02959957 1 FRONT DEFLECTOR FLAP
11 02957496 1 REAR FLAP RETAINER
12 02958644 1 HITCH POST ASY, W/ BUSHING & GREASE FITTING
02958459 1 HITCH POST ONLY
00003500 1 GREASE FITTING ONLY
02958424 1 BUSHING ONLY
13 02892100 6 BOLT
14 00037200 6 NUT
15 00023100 13 BOLT
16 02958856 1 FLAP GUARD
17 00007000 19 BOLT
5710121 1 COVER PLATE (NOT SHOWN)
5F5180 2 WINGNUT (F/ COVER PLATE)
18 02959955 1 HEAD GUARD ASY. (ITEMS 5,7,15 & 16)
19 02959958 1 DEBRIS DEFLECTOR, (USE WHEN ITEM 7 IS REMOVED)
20 02959959 1 DEBRIS DEFLECTOR, (USE WHEN ITEM 7 IS REMOVED)
©2008 Alamo Group Inc. Parts Section -20
A-BOOM (04-04) SN 04837 - UP Rev 12-08

28 FT - X-FRAME SQ HEAD ASY - PN 02962177
ITEM PART NO. QTY. DESCRIPTION
1 02957331 1 SKID SHOE, RH 41-1/2" LONG
2 02957332 1 SKID SHOE, LH 61-1/2" LONG
3 00059700 7 BOLT
4 00011100 7 FLATWASHER
5 00015800 7 NUT
6 02960920 1 MOTOR AND SPINDLE HOUSING ASY.
02960553C 1 SPINDLE ASY ONLY
7 02959390 6 BOLT
8 00003901 6 LOCKWASHER
9 00037200 6 NUT
10 02957357 1 BLADE BAR ASY. (ITEMS 13 THRU 19)
11 02708700 4 BOLT
12 00003901 4 LOCKWASHER
13 02957347 2 BLADE BUSHING
14 00748547 4 WASHER
15 02957342 1 BLADE BAR
16 00749005 2 BLADE BOLT
17 02030300 2 BLADE NUT
19 00127028 2 BLADE
20 02960951 2 STUD
21 02788400 2 BOLT
22 00001800 4 NUT
23 63000500 2 WASHER
©2008 Alamo Group Inc. Parts Section -21
A-BOOM (04-04) SN 04837 - UP Rev 12-08

50 IN - X-FRAME BLADE CARRIER ASY (DUAL BAR) - PN 02962721
ITEM PART NO. QTY. DESCRIPTION
02962721 - BLADE CARRIER ASY, BAR W/ ITEMS 1 THRU 11 ONLY
1 02962636 1 BAR BLADE, TOP LEAF
3 02962637 1 BAR BLADE, BOTTOM LEAF
4 02962634 1 BLADE MATCHED SET, (2 BLADES)
5 02782900 2 BLADE BOLT
6 00020900 2 SLOTTED NUT
7 02957089 2 LOCKWASHER
8 00023200 2 ROLL PIN
9 02782200 2 BOLT, SPECIAL
11 02032200 2 LOCKWASHER
12 02961298 4 BOLT, SOCKET HEAD
13 00003901 4 LOCKWASHER, HEAVY
14 02984572 1 BLADE BOLTS, NUTS, ROLLPIN KIT, (2 EA OF ITEMS 5, 6 & 8)
©2008 Alamo Group Inc. Parts Section -22
A-BOOM (04-04) SN 04837 - UP Rev 12-08

50 IN - X-FRAME BLADE CARRIER ASY (PAN) - PN 02964457
ITEM PART NO. QTY. DESCRIPTION
02964457 - THREE BLADE PAN ASY (W/ 3 BLADE SET) , W/ ITEMS 1 THRU 10
1 02964804 - PAN & SPYDER ASY W/ ITEMS 7,8,9 & 10
2 02962634 1 BLADE, MATCHED SET, (2) OPTIONAL (NOT INCLUDED IN ASY)
02962722 1 BLADE, MATCHED SET (3) STANDARD
3 02964330 3 BLADE BOLT, KEYED
4 00755623 3 WASHER
5 00023200 3 ROLL PIN
6 00020900 3 SLOTTED NUT, HEAVY
7 02030300 - LOCKNUT (1 IN EACH HOLE W/O BLADE)
8 00748547 - FLATWASHER (2 IN EACH HOLE W/O BLADE)
9 02964162 - SPACER (1 IN EACH HOLE W/O BLADE)
10 7A16824 - BOLT (1 IN EACH HOLE W/O BLADE)
11 00003901 4 LOCKWASHER, HEAVY
12 02886600 4 BOLT, SOCKET HEAD
13 02964954 3 KEY
14 02964161 3 BUSHING, KEYED F/ BLADE BOLT
15 02965229 3 FLAT WASHER, SPECIAL
©2008 Alamo Group Inc. Parts Section -23
A-BOOM (04-04) SN 04837 - UP Rev 12-08

50 IN - X-FRAME BLADE CARRIER ASY (SINGLE BAR) - PN 02971745
ITEM PART NO. QTY. DESCRIPTION
02971745 - BLADE BAR ASY, SINGLE BAR W/ ITEMS 1 THRU 5
1 02970195 1 BLADE BAR WLDMNT
2 02966262 1 BLADE, MATCHED SET (2 BLADE SET)
3 8227 2 BLADE BOLT, SQ SHOULDER
4 9216 2 FLATWASHER,
5 5JRC16140 2 LOCKNUT
©2008 Alamo Group Inc. Parts Section -24
A-BOOM (04-04) SN 04837 - UP Rev 12-08

50 IN - X-FRAME SQ HEAD ASY
©2008 Alamo Group Inc. Parts Section -25
A-BOOM (04-04) SN 04837 - UP Rev 12-08

50 IN - X-FRAME SQ HEAD ASY
Continued...
ITEM PART NO. QTY. DESCRIPTION
02974681 - SQ HD ASY. W/ DUAL BLADE BAR & W/RND DOOR
02974861 - SQ HD ASY. W/ DUAL BLADE BAR (GRASS BLADES) & W/RND DOOR
02974680 - SQ HD ASY. W/ PAN BLADE CARRIER & W/RND DOOR
1 02974664 1 SQUARE HEAD WLDMNT, 50"
2 02958459 1 HITCH POST, 4 / BAR
00003500 1 GREASE FITTING, STRAIGHT
02958424 1 BUSHING
3 02892100 6 BOLT
4 00037200 12 LOCKNUT
5 02962272 1 MOTOR & SPINDLE ASY.
6 02973438 6 BOLT
7 02972723 1 BAR DOOR LOCK WLDMNT
8 02972726 1 PIN WELDMENT
9 2196 1 CLIP (LYNCH PIN)
10 5710121 1 COVER PLATE
11 5F5180 2 WING NUT
12 02974483 1 ROUND DOOR WLDMNT, 50" SQ HEAD
13 02845600 1 BOLT
14 00695100 1 LOCKNUT
15 02975227 3 FLAP, 50" DOOR (SQUARE FLAP)
16 02975228 1 FLAP, 50" DOOR (TRIANGLE END)
17 00753642 14 BOLT
18 00011100 50 FLATWASHER
19 00015800 34 LOCKNUT
20 02885700 2 REAR FLAP
21 02957380 1 SIDE GUARD
22 02957496 1 REAR FLAP RETAINER
23 00023100 19 BOLT
24 02035800 25 WOOD WASHER
25 02962721 1 BLADE CARRIER, ASY, BAR W/ DUAL BAR
26 02971745 1 BLADE CARRIER, ASY, BAR W/ SINGLE BAR (GRASS BLADE)
27 02964457 1 BLADE CARRIER, ASY, ROUND PAN
©2008 Alamo Group Inc. Parts Section -26
A-BOOM (04-04) SN 04837 - UP Rev 12-08

50 IN - X-FRAME SQ HEAD MOTOR (PARTS)
ITEM PART NO. QTY. DESCRIPTION
02962112 - HYD. MOTOR ASY, CAST IRON HSG. & SPLINED SHAFT
1 02961933 1 SNAP RING
2 * 1 O-RING (SEE ITEM 19 & 20)
3 02961932 1 RETAINER SEAL
4 * 2 SEAL (SEE ITEM 19 & 20)
5 02961926 1 MOUNTING FLANGE
6 02961940 1 PLUG HEX SKT HD
7 02961931 2 CHECK ASY.
©2008 Alamo Group Inc. Parts Section -27
A-BOOM (04-04) SN 04837 - UP Rev 12-08

50 IN - X-FRAME SQ HEAD MOTOR (PARTS)
Continued...
ITEM PART NO. QTY. DESCRIPTION
8 * 4 SEAL END (SEE ITEM 19 & 20)
9 * 2 THRUST PLATES (SEE ITEM 20)
10 02962287 1 KIT GEAR SET
11 * 2 SQUARE SEAL (SEE ITEM 19 & 20)
12 02961924 4 PINS-DOWEL
13 02962288 1 HOUSING GEAR
14 02961927 1 PORTING FLANGE
15 02961917 4 WASHER
16 02962289 4 BOLT
17 * 4 SIADE SEAL, NOT SHOWN (SEE ITEM 19 & 20)
18 02962286 1 RETAINER SEAL
19 02962538 - SEAL KIT, MINOR REBUILD KIT (ITEMS 2,4,8,11,17)
20 02961939 - SEAL KIT, MAJOR REBUILD (ITEMS 2,4,8,9,11,17)
©2008 Alamo Group Inc. Parts Section -28
A-BOOM (04-04) SN 04837 - UP Rev 12-08

50 IN - X-FRAME SQ HEAD MOTOR ASY W- FITTINGS
ITEM PART NO. QTY. DESCRIPTION
1 02962112 1 HYD. MOTOR ASY. W/ CAST IRON HSG & SPLINED SHAFT
2 02962774 2 ADAPTER, HYD ELBOW
3 00749101 2 SPLIT FLANGE KIT
4 02044200 2 O-RING
©2008 Alamo Group Inc. Parts Section -29
A-BOOM (04-04) SN 04837 - UP Rev 12-08

THIS PAGE INTENTIONAL LEFT BLANK
©2008 Alamo Group Inc. Parts Section -30
A-BOOM (04-04) SN 04837 - UP Rev 12-08

60 IN - SQ HEAD ASY (BOOM-AXE)
ITEM PART NO. QTY. DESCRIPTION
02974676 - 60 " X-FRAME SQ. HD. ASY . BOOM AXE
1 02974674A 1 DECK WLDMNT, 60" SQ. HD.
2 02958459 1 HITCH POST, 4 BAR
00003500 1 GREASE FITTING
02958424 1 BUSHING
3 02892100 6 BOLT
4 00037200 12 LOCKNUT
5 02962272 1 MOTOR ASY.
6 02973438 6 BOLT
7 02972723 1 DOOR LOCK
8 02972726 1 PIN
9 2196 1 CLIP PIN
10 5710121 1 COVER PLATE
11 5F5180 2 WINGNUT
12 02973857A 1 DOOR WLDMNT
13 02845600 1 BOLT
14 00695100 1 NUT
15 02975229 3 FLAP DEFLECTOR, DOOR
16 02975230 1 FLAP DEFLECTOR, DOOR
©2008 Alamo Group Inc. Parts Section -31
A-BOOM (04-04) SN 04837 - UP Rev 12-08

60 IN - SQ HEAD ASY (BOOM-AXE)
Continued...
ITEM PART NO. QTY. DESCRIPTION
17 00753642 14 BOLT
18 00011100 50 FLATWASHER
19 00015800 34 LOCKNUT
20 02885700 2 FLAP DEFLECTOR, REAR
21 02957380 1 SIDE GUARD
22 02957496 1 REAR FLAP RETAINER
23 00023100 19 BOLT
24 02035800 25 WOODWASHER
©2008 Alamo Group Inc. Parts Section -32
A-BOOM (04-04) SN 04837 - UP Rev 12-08

60 IN - SQ HEAD MOTOR (PARTS)
©2008 Alamo Group Inc. Parts Section -33
A-BOOM (04-04) SN 04837 - UP Rev 12-08

60 IN - SQ HEAD MOTOR (PARTS)
Continued...
ITEM PART NO. QTY. DESCRIPTION
1 02961933 1 SNAP RING
2 * 1 O-RING (IN ITEM 18 & 19)
3 02961932 1 SEAL RETAINER, (F/ 02961237 OR 02962112 MOTOR)
3A 02962286 1 SEAL RETAINER, (F/ 02962112 MOTOR ONLY)
4 * 2 SEAL (IN ITEM 18 & 19)
5 02961926 1 MOUNTING FLANGE W/ BUSHINGS
6 02961940 1 PLUG
7 02961931 2 CHECK ASY.
8 * 2 SEAL END (IN ITEM 18 & 19)
9 * 2 THRUST PLATES (IN ITEM 19 ONLY)
10 02962287 1 GEAR SET, (F/ MOTOR 02962112)
02961929 1 GEAR SET, (F/ MOTOR 02961732)
11 * 2 SQUARE SEAL (IN ITEM 18 & 19)
12 02961924 4 DOWEL PIN
13 02962288 1 GEAR HOUSING, (F/ MOTOR 02962112)
02961928 1 GEAR HOUSING, (F/ MOTOR 02961732)
14 02961927 1 PORTING FLANGE W/ BUSHING
15 02961917 4 WASHER
16 02961918 4 BOLT, (F/ MOTOR 02961732)
02962289 4 BOLT, (F/ MOTOR 02962112)
17 * 4 SIDE SEAL (IN ITEM 18 & 19)
18 02961938 - MINOR SEAL KIT (ITEMS 2,4,8,11 & 17)
19 02962639 - MAJOR SEAL KIT (ITEM 2,4,8,9,11,17,& 18)
©2008 Alamo Group Inc. Parts Section -34
A-BOOM (04-04) SN 04837 - UP Rev 12-08

60 IN - SQ HEAD MOTOR ASY
ITEM PART NO. QTY. DESCRIPTION
1 02962112 1 MOTOR ASY, HIGH SPEED (S/N 03250 - 03400 & 03501 & ABOVE)
02961732 1 MOTOR ASY. (S/N 03259 AND PRIOR & 03401 - 03500)
2 02962774 2 ELBOW
3 00749101 2 SPLIT FLANGE KIT
4 02044200 2 O-RING
©2008 Alamo Group Inc. Parts Section -35
A-BOOM (04-04) SN 04837 - UP Rev 12-08

THIS PAGE INTENTIONAL LEFT BLANK
©2008 Alamo Group Inc. Parts Section -36
A-BOOM (04-04) SN 04837 - UP Rev 12-08

60 IN - SQ HEAD SPINDLE - MOTOR & BLADE BAR
ITEM PART NO. QTY. DESCRIPTION
1 02962272 1 SPINDLE & MOTOR ASY. W/ FITTINGS (HIGH SPEED) S/N 03260 & 03501 & ABOVE
02960553B 1 SPINDLE HSG & SPINDLE ASY.
02962112 1 MOTOR (HIGH SPEED) S/N 03260 -03400 & 03501 - ABOVE
02961732 1 MOTOR ASY, S/N 03259 - BELOW & 03401 - 03500
5 02782300 1 BLADE BAR ASY, (ITEM 19 THRU 29)
6 02782000 4 BOLT, (TORQUE TO 400 FT. LBS.)
7 00003901 4 NUT
8 02957331 1 SKID SHOE, RH (41-1/2" LONG)
9 02957332 1 SKID SHOE, LH (61-1/2" LONG)
10 00059700 7 BOLT
11 00015800 7 LOCKNUT
12 00011100 7 WASHER
13 02892000 4 BOLT
19 02781600 1 TOP LEAF
20 02781700 1 MIDDLE LEAF
21 02781800 1 BOTTOM LEAF
22 02761500 1 BLADE SET
23 02782900 2 BLADE BOLT
©2008 Alamo Group Inc. Parts Section -37
A-BOOM (04-04) SN 04837 - UP Rev 12-08

60 IN - SQ HEAD SPINDLE - MOTOR & BLADE BAR
Continued...
ITEM PART NO. QTY. DESCRIPTION
24 00020900 2 NUT, SLOTTED
25 02957089 2 LOCKWASHER
26 00023200 2 ROLL PIN
27 02782100 2 BOLT
28 02782200 2 BOLT
29 02032200 4 LOCKWASHER
30 02961038 1 GASKET
31 02984572 1 BLADE BOLTS, NUTS, ROLLPIN KIT (INCLUDES 2 EACH OF ITEMS 23, 24, & 26)
©2008 Alamo Group Inc. Parts Section -38
A-BOOM (04-04) SN 04837 - UP Rev 12-08

60 IN - SQ HEAD SPINDLE ASY
ITEM PART NO. QTY. DESCRIPTION
02960553B - SPINDLE ASY, (ITEMS 1 THRU 10)
1 02963815 1 HOUSING
2 02960561 1 SPINDLE SHAFT
3 02960558 1 BEARING RING, LOWER
4 02960559 1 SEAL
5 00754627 1 SNAP RING
6 02960557 1 BEARING ASY, CUP & CONE
7 00769938 1 BEARING ASY, CUP & CONE
8 02962030 1 BEARING ADJUSTING NUT
9 02979570 1 GREASE RELIEF FITTING
10 00003500 1 GREASE FITTING
©2008 Alamo Group Inc. Parts Section -39
A-BOOM (04-04) SN 04837 - UP Rev 12-08

THIS PAGE INTENTIONAL LEFT BLANK
©2008 Alamo Group Inc. Parts Section -40
A-BOOM (04-04) SN 04837 - UP Rev 12-08

ARTICULATED ARM ASY - (17 FT) (PART 1)
©2008 Alamo Group Inc. Parts Section -41
A-BOOM (04-04) SN 04837 - UP Rev 12-08

ARTICULATED ARM ASY - (17 FT) (PART 1)
Continued...
ITEM PART NO. QTY. DESCRIPTION
1 00007000 3 BOLT
2 00011100 3 FLATWASHER
4 00015800 3 LOCKNUT
6 00037200 1 LOCKNUT
7 00606000 1 COTTER PIN
8 00748000 1 LOCKWASHER
9 00749946 1 WASHER
10 02030300 1 LOCKNUT
11 02957089 1 LOCKWASHER
12 02906300 1 SLEEVING
13 02921700 1 NUT
14 02956972 1 BOLT
15 02957501 1 BUSHING
16 02957969 2 GROMMET
17 02958716C 1 LINKAGE ARM ASY. W/ CONNEX BRG # 02958357
18 02959084 1 CYLINDER GUARD ASY.
19 02959198 1 HOSE
20 02959199 1 HOSE
21 02959200 1 HOSE
22 02960406 2 ELBOW
23 02960411 2 ELBOW
24 02960869 2 TUBE CLAMP
25 02961070 1 TUBE, LOWER
26 02961072 1 TUBE, UPPER
27 02961085 1 SLEEVING
28 02961103 2 ADAPTER
29 02961129 1 DIPPER SECTION WLDMNT, 17 FT.
30 02961130 2 TUBE, DIPPER
31 02961132 1 LIFT SECTION WLDMNT, 17 FT.
32 02961520 2 HOSE
33 02962023 1 HOSE
34 02965538 1 MAIN PIN
37 02966756 1 PIN, CYLINDER
38 02966757 1 PIN, LINKAGE ARM
39 02958591 1 PIN, DIPPER
40 02960841 2 BEARING
41 02966935 1 PIN, TILT CYLINDER
42 02969980 1 PIN, DIPPER CYLINDER
43 02966964 1 PIN
44 02967008 3 SPACER
45 02967013 1 PIN
©2008 Alamo Group Inc. Parts Section -42
A-BOOM (04-04) SN 04837 - UP Rev 12-08

ARTICULATED ARM ASY - (17 FT) (PART 2)
©2008 Alamo Group Inc. Parts Section -43
A-BOOM (04-04) SN 04837 - UP Rev 12-08

ARTICULATED ARM ASY - (17 FT) (PART 2)
Continued...
ITEM PART NO. QTY. DESCRIPTION
46 02967016 1 CYLINDER ASY, TILT CYL.
47 02967017 1 CYLINDER ASY, DIPPER CYL.
48 02967021 1 LINKAGE ARM
49 02967246 1 SETSCREW
50 03100099 1 WASHER
51 02966443 1 BUSHING
52 02960842 2 BUSHING
53 02965214 2 BEARING
54 02044900 4 BOLT
55 02957501 1 BEARING
56 02962297 1 CYLINDER ASY, LIFT CYL.
57 02905100 1 HOSE
58 -------------- 1 KING POST, (SEE KING POST SECTION)
59 00750479 1 BOLT
60 02030300 2 NUT
61 02961054 2 HOSE
62 02905000 1 HOSE
63 -------------- 1 BUSHING (SEE KING POST SECTION)
64 00755076 1 BOLT
65 02959891 2 BUSHING
©2008 Alamo Group Inc. Parts Section -44
A-BOOM (04-04) SN 04837 - UP Rev 12-08

ARTICULATED ARM ASY - (20-23 FT) (PART 1)
©2008 Alamo Group Inc. Parts Section -45
A-BOOM (04-04) SN 04837 - UP Rev 12-08

ARTICULATED ARM ASY - (20-23 FT) (PART 1)
Continued...
ITEM PART NO. QTY. DESCRIPTION
02961820A 1 ARTICULATED ARM ASY. (20 FT MODEL)
02961823A 1 ARTICULATED ARM ASY. (23 FT. MODEL)
1 00001800 3 LOCKNUT
2 00002700 5 FLATWASHER
3 00007000 3 BOLT
4 00011100 3 FLATWASHER
6 00015800 3 LOCKNUT
8 00037200 1 LOCKNUT
9 00605600 3 BOLT
10 00606000 1 COTTER PIN
11 00748000 1 LOCKWASHER
12 00749946 4 WASHER
13 00751838 1 SLEEVING
14 02030300 3 NUT
15 02957089 1 LOCKWASHER
16 02905200 1 HOSE
02905300 1 HOSE
17 02905300 1 HOSE, (F/ 20 FT. MODEL)
02956911 1 HOSE, (F/ 23 FT. MODEL)
18 02906300 1 SLEEVING
19 02921700 1 NUT
20 02956972 1 BOLT
21 02957468 1 HOSE, (20 FT. MODEL)
02957467 1 HOSE, (23 FT. MODEL)
22 02957969 2 GROMMET
23 02958716C 1 LINKAGE ARM ASY.
24 02959066 1 HOSE, (20 FT. MODEL)
02959177 1 HOSE, (23 FT. MODEL)
25 02959067 1 HOSE, (20 FT. MODEL)
02959178 1 HOSE, (23 FT. MODEL)
26 02959084 1 CYLINDER GUARD ASY.
27 02959225 1 BUSHING
28 02960406 2 ELBOW
29 02960838 1 LARGE BOOM WLDMNT, (20 FT. MODEL)
02961082 1 LARGE BOOM WLDMNT, (23 FT. MODEL)
30 02960869 1 TUBE CLAMP
31 02960984 1 TUBE, LOWER (20 FT. MODEL)
02960982 1 TUBE, LOWER (23 FT. MODEL)
32 02960985 1 TUBE, UPPER (20 FT. MODEL)
02960983 1 TUBE, UPPER (23 FT. MODEL)
33 02960987 1 TUBE, DIPPER SECTION (20 FT. MODEL)
©2008 Alamo Group Inc. Parts Section -46
A-BOOM (04-04) SN 04837 - UP Rev 12-08

ARTICULATED ARM ASY - (20-23 FT) (PART 2)
©2008 Alamo Group Inc. Parts Section -47
A-BOOM (04-04) SN 04837 - UP Rev 12-08

ARTICULATED ARM ASY - (20-23 FT) (PART 2)
Continued...
ITEM PART NO. QTY. DESCRIPTION
02960991 1 TUBE, DIPPER SECTION (23 FT. MODEL)
34 02960988 1 TUBE, DIPPER SECTION (20 FT. MODEL)
02960992 1 TUBE, DIPPER SECTION (23 FT. MODEL)
35 02961054 4 HOSE
36 02961067 1 COVER, HYDRAULIC TUBING
37 02961081 1 DIPPER SECTION WLDMNT (20 FT. MODEL)
02961084 1 DIPPER SECTION WLDMNT (23 FT. MODEL)
38 02961085 1 SLEEVING
39 02961780 1 CYLINDER ASY, DIPPER CYL.
40 02963154 3 CLAMP
41 02963323 3 BRACKET, TOP
42 00750479 2 BOLT
43 02965538 1 MAIN PIN
46 02966756 1 PIN, CYLINDER
47 02966757 1 PIN, LINKAGE ARM
48 02958591 1 PIN, DIPPER
49 02960841 1 BEARING
50 02966935 1 PIN, TILT CYL.
51 02969980 1 PIN, DIPPER CYL.
52 02966964 1 PIN
53 02967008 3 SPACER
54 02967013 1 PIN
55 02967016 1 CYLINDER ASY, TILT CYL.
56 02967021 1 LINKAGE ARM
58 03100099 1 WASHER
59 02960842 2 BUSHING
60 02905100 1 HOSE
61 02905000 1 HOSE
62 ----------- 1 KING POST (SEE KING POST SECTION)
63 ----------- 1 MAIN PIN BUSHING (SEE KING POST SECTION)
64 02961779 1 LIFT CYLINDER ASSY-20-28 A/B
65 02921700 1 JAMNUT
66 02960650 4 BUSHING
67 02966792 2 BUSHING
68 00752405 1 BOLT
69 02965214 2 BEARING
70 02966792 2 BEARING
71 02959891 2 BUSHING
72 02966443 1 BUSHING
©2008 Alamo Group Inc. Parts Section -48
A-BOOM (04-04) SN 04837 - UP Rev 12-08

BUZZ BAR - HYD MOTOR (PARTS) - PN 02975175
ITEM PART NO. QTY. DESCRIPTION
02975175 - MOTOR ASY, GEAR TYPE 3.94 CIR
1 02962210 1 SNAP RING
2 02964940 1 SPACER
3 02976771 1 RETAINER SEAL
4 * 1 SEAL (IN ITEM 19 & 20)
5 02964704 1 FLANGE, MOUNTING
6 02961940 1 PLUG, HEX SOCKET HEAD
7 02961931 2 CHECK ASY.
8 * 4 SEAL END (IN ITEM 19 & 20)
©2008 Alamo Group Inc. Parts Section -49
A-BOOM (04-04) SN 04837 - UP Rev 12-08

BUZZ BAR - HYD MOTOR (PARTS) - PN 02975175
Continued...
ITEM PART NO. QTY. DESCRIPTION
9 * 2 THRUST PLATE (IN ITEM 20 ONLY )
10 02964937 1 GEAR & SHAFT SET
11 * 2 SQUARE SEAL, (IN ITEM 19 & 20)
12 02961924 4 DOWEL PIN
13 02962205 1 GEAR HOUSING
14 02976773 1 PORTING FLANGE
15 02961917 4 WASHER
16 02962208 4 BOLT
17 * 4 SIDE SEAL, NOT SHOWN (IN ITEM 19 & 20)
18 02964956 1 KEY
19 02964938 - SEAL KIT, MINOR (ITEMS 4,8,11 & 17)
20 02964939 - SEAL KIT, MAJOR (ITEMS 4,8,9,11 & 17)
©2008 Alamo Group Inc. Parts Section -50
A-BOOM (04-04) SN 04837 - UP Rev 12-08

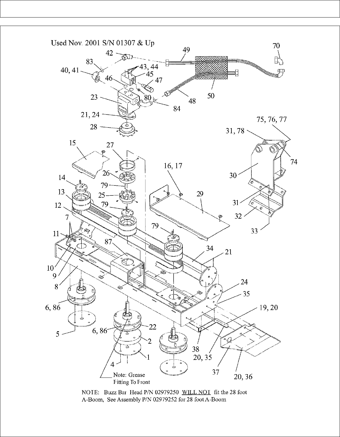
BUZZ BAR HEAD ASY 48 IN - SN 01307 (11-01) & UP (PAGE 1)
©2008 Alamo Group Inc. Parts Section -51
A-BOOM (04-04) SN 04837 - UP Rev 12-08

BUZZ BAR HEAD ASY 48 IN - SN 01307 (11-01) & UP (PAGE 1)
Continued...
ITEM PART NO. QTY. DESCRIPTION
02979266 - SAW BLADE HEAD ASY, 2 BLADE 48" (EXCEPT 28 FT A-BOOM)
02979268 - SAW BLADE HEAD ASY, 2 BLADE 48" (28 FT A-BOOM ONLY)
1 02974237 2 END CAP
2 02974238 1 BLADE SPACER
3 02974235 1 HUB ASSEMBLY
4 02974659 4 SHCS 1/2 NC 3-1/2 W/ HOLE
5 02974658 4 SHCS 1/2 NC 2 W/ HOLE
6 02976017 8 SLOT NUT
7 00001200 2 HEXNUT1/2 NC
8 02983631 1 WLDMT, 2 BLADE SAW BODY
9 02974225 1 TENSION ADJUST BRACKET
10 00750614 8 NUT 1/2 NF
11 002521 1 HHCS 1/2 NC 3-1/2, FULL THREAD
12 02974241 1 BELT, MICRO-V
13 02974239 2 SHEAVE
14 02974240 2 QD BUSHING
15 02979271 1 BELTCOVER, LEFT 2 BLADE
16 02984678 7 STUD 9MM 1/4 TURN
18 02984677 7 SLIP ON RECEPTACLE 9MM
19 00011400 1 HHCS 3/8 NC 1
20 00011100 10 FLATWASHER 3/8
21 00001800 2 LOCKNUT 1/2 NC
22 02978249 1 DRIVE HUB ASSEMBLY
23 02975175 11 MOTOR, GEAR
24 00749130 2 HHCS 1/2 NC 1-3/4
25 02978267 1 HUB, 20 R 10 W/1 - 1/8 BORE
26 02978268 1 INSERT, URETHANE 20 R 10 COUPLER
27 02978269 1 COVER,NYLON 20 R 10 COUPLER
28 02978266 1 HUB, 20R10 W/ 1" BORE
29 02979296 1 BELT COVER, SHORT
30 02970302 1 HITCH POST A-BOOM FLAILAXE
31 00037200 7 LOCKNUT 3/4 NC
32 02970324 1 CLAMP
33 02918600 6 HHCS 3/4 NC 2 GR8
35 00015800 9 LOCKNUT 3/8 NC
36 00023100 8 HHCS 3/8 NC 1-1/2
37 02974207 1 BUMPER
38 02979275 1 WLDMT, REAR SHIELD 2 BLADE (28 FT A-BOOM ONLY)
02979274 1 WLDMT, REAR SHIELD 2 BLADE (EXCEPT 28 FT A-BOOM)
39 02975600 2 SAW BLADE 2 - PACK (SHIP UNMOUNTED)
40 02754100 2 ADP, HYD 20FL-16MJ-90 (28 FT A-BOOM ONLY)
©2008 Alamo Group Inc. Parts Section -52
A-BOOM (04-04) SN 04837 - UP Rev 12-08

BUZZ BAR HEAD ASY 48 IN - SN 01307 (11-01) & UP (PAGE 2)
©2008 Alamo Group Inc. Parts Section -53
A-BOOM (04-04) SN 04837 - UP Rev 12-08

BUZZ BAR HEAD ASY 48 IN - SN 01307 (11-01) & UP (PAGE 2)
Continued...
ITEM PART NO. QTY. DESCRIPTION
02961280 2 ADP, HYD 20FL-20MJ-90 (EXCEPT 28 FT A-BOOM)
41 00749103 2 #20 SPLIT FLANGE KIT (28 FT A-BOOM ONLY)
00749103 2 #20 SPLIT FLANGE KIT (EXCEPT 28 FT A-BOOM)
42 02959154 1 ADP, HYD 16MJ-16FJX-45 (28 FT A-BOOM ONLY)
02960411 1 ADP, HYD 20FJX-20MJ-45 (EXCEPT 28 FT A-BOOM)
43 00024100 4 FLATWASHER 1/4 PL
44 10074000 4 HHCS 1/4 NC3
45 00760886 1 MANIFOLD BLOCK
46 00761699 2 O-RING
47 00751790 1 RELIEF CARTRIDGE
48 02751300 1 HOSE# 16 16FJX-16FJX-68LG (28 FT A-BOOM ONLY)
02973124 1 HOSE# 20 20FJX-20FJX-68LG (EXCEPT 28 FT A-BOOM)
49 02215500 1 HOSE# 16 16FJX-16FJX90-84LG (28 FT A-BOOM ONLY)
02973125 1 HOSE# 20 20FJX-20FJX90-82LG (EXCEPT 28 FT A-BOOM)
50 02961085 1 CORDURA SLEEVE
51 00758194 1 WARNING V-BELT PINCH
52 00769736 1 WARNING USE/REPAIR SHIELDS
53 00769737 1 DANGER CUTTING BLADES...
54 02925100 1 CAUTION GENUINE PARTS
55 02958241 1 DANGER OPERATOR SAFETY
56 02962764 1 DANGER PINCH POINT
57 00756004 1 DANGER GUARD MISSING
58 02965262 1 DANGER LEAK / HOSE BURST
59 02967827 1 DANGER MULTIHAZARD ROTARY
60 00757139 1 ALAMO BY TERRAIN KING (28 FT A-BOOM ONLY)
02960766 1 ALAMO LOGO 4.5 X 4.5 (EXCEPT 28 FT A-BOOM)
61 02974998 1 LOGO BUZZBAR
62 D138 1 DECAL BLADE ROTATION
63 02975158 1 WARNING HEARING PROTECTION
64 02975170 1 DANGER FOOT/LEG CONTACT
65 02975515 1 WARNING DISCONNECT SOLENOID
66 02975516 1 CAUTION NO HITCH POST HERE
68 02975513 1 SERIAL PLATE
69 3710151 4 METAL TACK
70 02956851 1 ADP HYD 16MJ-16FJX90 (28 FT A-BOOM ONLY)
02960407 1 ADP HYD 20MJ-20FJX90 (EXCEPT 28 FT A-BOOM)
71 1458392 1 REFLECTOR RED
72 1458393 1 REFLECTOR YELLOW
74 00003500 1 GREASE FITTING
75 02030300 1 LOCKNUT 1 NC
©2008 Alamo Group Inc. Parts Section -54
A-BOOM (04-04) SN 04837 - UP Rev 12-08

BUZZ BAR HEAD ASY 48 IN - SN 01307 (11-01) & UP (PAGE 3)
©2008 Alamo Group Inc. Parts Section -55
A-BOOM (04-04) SN 04837 - UP Rev 12-08

BUZZ BAR HEAD ASY 48 IN - SN 01307 (11-01) & UP (PAGE 3)
Continued...
ITEM PART NO. QTY. DESCRIPTION
76 02958424 1 BUSHING
77 02956972 1 HHCS 1 X 9 NC
78 00752405 1 BOLT 3/4 NC
79 02669600 3 KEY 1/4 SQUARE
80 02961940 1 PLUG
81 02961134 1 DECAL
82 02975931 1 INSERT SHEET (28 FT A-BOOM ONLY)
02975929 1 INSERT SHEET (EXCEPT 28 FT A-BOOM)
84 02968894 1 RED TIE
85 40010000 8 COTTER KEY (SHIP UNMOUNTED)
86 63000500 8 WASHER (SHIP UNMOUNTED)
87 02979262 1 MACHINED TUBE, MOTOR MOUNT
©2008 Alamo Group Inc. Parts Section -56
A-BOOM (04-04) SN 04837 - UP Rev 12-08

BUZZ BAR HEAD ASY 69 IN - SN 01307 (11-01) & UP (PART 1)
©2008 Alamo Group Inc. Parts Section -57
A-BOOM (04-04) SN 04837 - UP Rev 12-08

BUZZ BAR HEAD ASY 69 IN - SN 01307 (11-01) & UP (PART 1)
Continued...
ITEM PART NO. QTY. DESCRIPTION
02979250 1 SAW BLADE HEAD ASY, 3 BLADE 69" (EXCEPT 28 FT A-BOOM)
02979252 2 SAW BLADE HEAD ASY, 3 BLADE 69" (28 FT A-BOOM ONLY)
1 02974237 3 END CAP
2 02974238 1 BLADE SPACER
3 02974235 2 SPINDLE ASY.
4 02974659 4 BOLT, SCKT HD CNTR-SNK 1/2"-NC X 3-1/2" W/HOLE
5 02974658 8 BOLT, SCKT HD CNTR-SNK 1/2"-NC X 2" W/HOLE
6 02976017 12 NUT, SLOTTED 1/2"-NC PLB
7 00001200 4 NUT, HEX 1/2"-NC PL
8 02979253 1 SAW BODY WELDMENT, 3 BLADE
9 02974225 2 TENSION ADJUSTMENT BRACKET
10 00750614 12 NUT, 1/2"-20NF 90DEG CONE LUG PL
11 002521 2 BOLT, HEX HEAD 1/2"-NC X 3-1/2" PL GR5
12 02974241 2 V-BELT
13 02974239 3 SHEAVE W/GROOVE
14 02974240 3 BUSHING, QD
15 02979255 1 SHEET, BELT COVER, LEFT 3 BLADE
16 02975441 8 STUD, QUICK RELEASE W/RING
17 02975440 8 RETAINER F/QUICK RELEASE
18 02975439 8 RECEIVER F/ QUICK RELEASE
19 00011400 1 BOLT, HEX HEAD 3/8"-NC X 1 PL GR5
20 00011100 10 FLATWASHER, 3/8" PL STD
21 00001800 6 LOCKNUT, TOPLOCK 1/2"-NC PLB
22 02978249 1 DRIVE SPINDLE ASY.
23 02975175 1 MOTOR, GEAR TYPE
24 00749130 8 BOLT, HEX HEAD 1/2"-13NC X 1-3/4" PL GR5
25 02978267 1 HUB, 1-1/8" BORE X 1/4" KEY
26 02978268 1 INSERT, URETHANE
27 02978269 1 COVER, PROTECTIVE NYLON
28 02978266 1 HUB, 1" BORE
29 02979296 1 BELT COVER, SHORT
30 02970302 1 HITCH POST WELDMENT
31 00037200 6 LOCKNUT, TOPLOCK 3/4"-NC PLC
32 02970324 1 PLATE, HITCH POST CLAMP
33 02918600 6 BOLT, HEX HEAD 3/4"-10NC X 2" PL GR8
34 02979256 1 HITCH TUBE WELDMENT, 3 BLADE
35 00015800 9 LOCKNUT, TOPLOCK 3/8"-NC PLB
36 00023100 8 BOLT, HEX HEAD 3/8"-16NC X 1-1/2" PL GR5
37 02974207 1 BUMPER
38 02979258 1 SHIELD WELDMENT, REAR
39 02975600 1 SAW BLADE PACKAGE OF 2
©2008 Alamo Group Inc. Parts Section -58
A-BOOM (04-04) SN 04837 - UP Rev 12-08

BUZZ BAR HEAD ASY 69 IN - SN 01307 (11-01) & UP (PART 2)
©2008 Alamo Group Inc. Parts Section -59
A-BOOM (04-04) SN 04837 - UP Rev 12-08

BUZZ BAR HEAD ASY 69 IN - SN 01307 (11-01) & UP (PART 2)
Continued...
ITEM PART NO. QTY. DESCRIPTION
40 02961280 2 ADAPTER, HYD 20FL-20MJ90 (EXCEPT 28 FT A-BOOM)
02754100 2 ADAPTER, HYD 20FL-16MJ90 (28 FT A-BOOM ONLY)
41 00749103 2 SPLIT FLANGE KIT, #20
42 02960411 1 ADAPTER, HYD 20FJX-20MJ45 (EXCEPT 28 FT A-BOOM)
02959154 2 ADAPTER, HYD 16MJ-16FJX45 (28 FT A-BOOM ONLY)
43 00024100 4 FLATWASHER, 1/4"
44 10074000 4 BOLT, HEX HEAD 1/4" X 3
45 00760886 1 MANIFOLD BLOCK
46 00761699 2 O-RING
47 00751790 1 RELIEF CARTRIDGE
48 02973124 1 HOSE, #20-20FJX-20FJX-68"LG (EXCEPT 28 FT A-BOOM)
02751300 1 HOSE, #16-16FJX-16FJX- 68"LG (28 FT A-BOOM ONLY)
49 02973125 1 HOSE, #20-20FJX-20FJX-82"LG (EXCEPT 28 FT A-BOOM)
02215500 1 HOSE, #16-16FJX-16FJX90-84"LG (28 FT A-BOOM ONLY)
50 02961085 1 CORDURA SLEEVE
51 00758194 1 DECAL, WARNING BELT SHIELD
52 00769736 1 DECAL, USE/REPAIR GUARDS
53 00769737 1 DECAL, BLADES THROWN OBJECTS
54 02925100 1 DECAL, REPLACE PARTS
55 02958241 1 DECAL, TRACTOR OPERATOR SAFETY
56 02962764 1 DECAL, PINCH POINTS
57 00756004 1 DECAL, SHIELD MISSING
58 02965262 1 DECAL, WARNING HOSE BURST
59 02967827 1 DECAL-MULTI HAZ
60 02960766 2 DECAL, ALAMO INDUSTRIAL LOGO
61 02974998 1 DECAL, BUZZBAR
62 D138 1 DECAL, BLADE ROTATION
63 02975158 1 DECAL, HEAR PROTECTION REQD
64 02975170 1 DECAL, ROTATING BLADES
65 02975515 1 DECAL, WARNING DISCONNECT
66 02975516 1 DECAL, NO HITCH POST HERE
68 ---NFS----- - SERIAL NUMBER PLATE BB90
69 ---NFS----- - METAL TACK
70 02960407 1 ADAPTER, HYD 20MJ-20FJX90 (EXCEPT 28 FT A-BOOM)
02956851 1 ADAPTER, HYD 16MJ-16FJX90 (28 FT A-BOOM ONLY)
71 1458392 1 DECAL, RED REFLECTOR
72 1458393 1 DECAL, YELLOW REFLECTOR
74 00003500 1 GREASE FITTING
75 02030300 1 NUT, 1"-NC
76 02958424 1 BUSHING
©2008 Alamo Group Inc. Parts Section -60
A-BOOM (04-04) SN 04837 - UP Rev 12-08

BUZZ BAR HEAD ASY 69 IN - SN 01307 (11-01) & UP (PART 3)
©2008 Alamo Group Inc. Parts Section -61
A-BOOM (04-04) SN 04837 - UP Rev 12-08

BUZZ BAR HEAD ASY 69 IN - SN 01307 (11-01) & UP (PART 3)
Continued...
ITEM PART NO. QTY. DESCRIPTION
77 02956972 1 BOLT, HEX HEAD 1"-NC X 9"
78 00752405 1 BOLT, HEX HEAD 3/4"-NC
79 02969600 4 KEY, 1/4" SQ KEY X 1-1/4" LG
80 02961940 1 PLUG
81 02961134 1 DECAL, PATENT PENDING
82 02975929 1 INSERT SHEET, BUZZBAR (EXCEPT 28 FT A-BOOM)
02975931 1 INSERT SHEET, BUZZBAR (28 FT A-BOOM ONLY)
83 02968896 1 PLASTIC TIE, ORANGE
84 02968894 1 PLASTIC TIE, RED
85 40010000 12 COTTER PIN, 1/8" X 1"
86 63000500 12 WASHER, PLATED
87 02979262 1 MOTOR MOUNT TUBE, MACHINED
©2008 Alamo Group Inc. Parts Section -62
A-BOOM (04-04) SN 04837 - UP Rev 12-08

BUZZ BAR HEAD ASY 90 IN - SN 01306 (10-31) & DOWN (PART 1)
©2008 Alamo Group Inc. Parts Section -63
A-BOOM (04-04) SN 04837 - UP Rev 12-08

BUZZ BAR HEAD ASY 90 IN - SN 01306 (10-31) & DOWN (PART 1)
Continued...
ITEM PART NO. QTY. DESCRIPTION
02974204 1 BUZZ BAR HEAD ASY, 4 BLADE 90" (EXCEPT 28 FT A-BOOM)
02974219 1 BUZZ BAR HEAD ASY, 4 BLADE 90" (28 FT A-BOOM ONLY)
1 02974237 4 END CAP
2 02974238 2 BLADE SPACER
3 02974235 4 SPINDLE ASY.
4 02974659 8 BOLT, SOCKET HEAD
5 02974658 8 BOLT, SOCKET HEAD
6 02976017 16 SLOTTED NUT, SLOTTED 1/2 NC PLB
7 00001200 6 NUT
8 02974209 1 SAW BODY WLDMNT, USED 01/99 TO 12/01
02978273 1 SAW BODY WLDMNT, USED 01/02 TO 07/02
02979295 1 SAW BODY WLDMNT, USED 08/02 TO CURRENT
9 02974225 3 BRACKET, TENSION ADJUSTMENT
10 00750614 16 NUT
11 002521 3 BOLT
12 02974241 3 BELT
13 02974239 4 SHEAVE
14 02974240 3 BUSHING QD, W/ BOLTS
15 02974206 1 BELT COVER, LONG USED 01/99 TO 12/01
02978265 1 BELT COVER, LONG USED 01/02 TO 07/02
02979297 1 BELT COVER, LONG USED 08/02 TO CURRENT
16 02975441 5 STUD, QUICK RELEASE W/RING
17 02975440 5 RETAINER, F/ QUICK RELEASE
18 02975439 5 RECEIVER, F/ QUICK RELEASE
19 00011400 5 BOLT
20 00011100 6 FLATWASHER
21 00001800 6 LOCKNUT
22 02974216 1 PLATE, MOTOR MOUNT
23 02975175 1 MOTOR ASY, GEAR 3.94 CIR
24 00749130 8 BOLT
25 02976493 2 BRACKET, MOTOR ADJUSTMENT
26 02977203 3 BOLT
27 02976652 1 COUPLING, RUBBER
29 02974205 1 BELT COVER, SHORT USED 01/99 TO 12/01
02978264 1 BELT COVER, SHORT USED 01/02 TO 07/02
02979296 1 BELT COVER, SHORT USED 08/02 TO CURRENT
30 02970302 1 WELDMENT, HITCH POST
31 00037200 7 LOCKNUT
32 02970324 1 PLATE, HITCH POST CLAMP
33 02978600 6 SHIELD, SPLITTER MOUNT
34 02974215 1 HITCH TUBE WLDMNT, 4 BLADE SAW
©2008 Alamo Group Inc. Parts Section -64
A-BOOM (04-04) SN 04837 - UP Rev 12-08

BUZZ BAR HEAD ASY 90 IN - SN 01306 (10-31) & DOWN (PART 2)
©2008 Alamo Group Inc. Parts Section -65
A-BOOM (04-04) SN 04837 - UP Rev 12-08

BUZZ BAR HEAD ASY 90 IN - SN 01306 (10-31) & DOWN (PART 2)
Continued...
ITEM PART NO. QTY. DESCRIPTION
35 00015800 9 LOCKNUT
36 00023100 9 BOLT
37 02974207 1 BUMPER
38 02974212 1 SHIELD WLDMNT, REAR
39 02975600 2 SAW BLADE PACKAGE OF 2 BLADES
40 02961280 2 ADAPTER, HYD 20FL-20MJ90 (EXCEPT 28 FT A-BOOM)
02754100 2 ADAPTER, HYD 20FL-16MJ90 (28 FT A-BOOM ONLY)
41 00749103 2 SPLIT FLANGE KIT
42 02960411 1 ADAPTER, HYD 20FJX-20MJ45 (EXCEPT 28 FT A-BOOM)
02959154 2 ADAPTER, HYD 16MJ-16FJX45 (28 FT A-BOOM ONLY)
43 00024100 4 FLATWASHER
44 10074000 4 BOLT
45 00760886 1 MANIFOLD BLOCK
46 00761699 2 O-RING
47 00751790 1 RELIEF VALVE, SET TO 1850 PSI
48 02973124 1 HOSE, #20-20FJX-20FJX-68"LG (EXCEPT 28 FT A-BOOM)
02751300 1 HOSE, #16-16FJX-16FJX-68"LG (28 FT A-BOOM ONLY)
49 02973125 1 HOSE, #20-2FJX-20FJX90-82"LG (EXCEPT 28 FT A-BOOM)
02215500 1 HOSE #16-16FJX-16FJX90-84"LG (28 FT A-BOOM ONLY)
50 02961085 1 CORDURA SLEEVING, 54" LG
51 02960407 1 ADAPTER, HYD 20MJ-20FJX90 (EXCEPT 28 FT A-BOOM)
02956851 1 ADAPTER, HYD 16MJ-16FJX90 (28 FT A-BOOM ONLY)
52 02975434 1 BUSHING QD, MODIFIED
53 00003500 1 GREASE FITTING, STRAIGHT
54 02030300 1 LOCKNUT
55 02958424 1 BUSHING
56 02956972 1 BOLT
57 00752405 1 BOLT
58 02669600 4 KEY
59 02961940 1 PLUG, HEX SOCKET HEAD
60 02968896 1 PLASTIC TIE 11" LG
61 02968894 1 PLASTIC TIE 11" LG
62 40010000 16 COTTER PIN
63 63000500 16 WASHER
64 02956851 1 ADAPTER, HYD ELBOW 90 DEG
65 02975929 1 INSERT SHEET BUZZBAR (EXCEPT 28 FT A-BOOM)
02975931 1 INSERT SHEET BUZZBAR, (28 FT A-BOOM ONLY)
©2008 Alamo Group Inc. Parts Section -66
A-BOOM (04-04) SN 04837 - UP Rev 12-08

BUZZ BAR HEAD ASY 90 IN - SN 01307 (11-01) & UP (PART 1)
©2008 Alamo Group Inc. Parts Section -67
A-BOOM (04-04) SN 04837 - UP Rev 12-08

BUZZ BAR HEAD ASY 90 IN - SN 01307 (11-01) & UP (PART 1)
Continued...
ITEM PART NO. QTY. DESCRIPTION
02974204 1 SAW HEAD ASY, 4 BLADE 90" (EXCEPT 28 FT BOOM
02974219 1 SAW HEAD ASY, 4 BLADE 90" (28 FT BOOM ONLY)
1 02974237 4 END CAP
2 02974238 2 BLADE SPACER
3 02974235 3 SPINDLE HUB ASY.
4 02974659 8 BOLT, SOCKET HEAD COUNTERSUNK 1/2"-NC X 3-1/2" W/HOLE
5 02974658 8 BOLT, SOCKET HEAD COUNTERSUNK 1/2"-NC X 2" W/HOLE
6 02976017 16 NUT, SLOTTED 1/2"-NC PLB
7 00001200 6 NUT, HEX 1/2"-NC PL
8 02979295 1 SAW BODY WELDMENT, 4 BLADE
9 02974225 3 TENSION ADJUSTMENT BRACKET
10 00750614 16 NUT, 1/2"-20NF - 90 DEG.CONE LUG PL
11 002521 3 BOLT, HEX HEAD1/2"-NC X 3-1/2" PL GR5
12 02974241 3 BELT, POLY-V
13 02974239 4 SHEAVE, PULLEY
14 02974240 4 BUSHING, QD
15 02979297 1 SHEET, BELT COVER, LEFT 4 BLADE
16 02975441 9 STUD, QUICK RELEASE W/RING
17 02975440 9 RETAINER F/ QUICK RELEASE
18 02975439 9 RECEIVER F/ QUICK RELEASE
19 00011400 1 BOLT, HEX HEAD 3/8"-NC X 1" PL GR5
20 00011100 10 FLATWASHER, 3/8" PL STD
21 00001800 6 LOCKNUT, TOPLOCK 1/2"-NC PLB
22 02978249 1 DRIVE SPINDLE ASY
23 02975175 1 MOTOR, GEAR TYPE
24 00749130 8 BOLT, HEX HEAD 1/2"-13NC X 1-3/4" PL GR5
25 02978267 1 HUB, 1-1/8" BORE 1/4" KEY
26 02978268 1 INSERT, URETHANE
27 02978269 1 COVER, PROTECTIVE NYLON
28 02978266 1 HUB, 1" BORE
29 02979296 1 BELT COVER, SHORT
30 02970302 1 HITCH POST WELDMENT
31 00037200 6 LOCKNUT, TOPLOCK 3/4"-NC PLC
32 02970324 1 PLATE, HITCH POST CLAMP
33 02918600 6 BOLT, HEX HEAD 3/4"-10NC X 2" PL GR8
34 02974215 1 HITCH TUBE WELDMENT, 4 BLADE
35 00015800 9 LOCKNUT, TOPLOCK 3/8"-NC PLB
36 00023100 8 BOLT, HEX HEAD 3/8"-16NC X 1-1/2" PL GR5
37 02974207 1 BUMPER
38 02974212 1 SHIELD WELDMENT, REAR 4 BLADE
39 02975600 1 SAW BLADE SET, SET OF 2 BLADES
©2008 Alamo Group Inc. Parts Section -68
A-BOOM (04-04) SN 04837 - UP Rev 12-08

BUZZ BAR HEAD ASY 90 IN - SN 01307 (11-01) & UP (PART 2)
©2008 Alamo Group Inc. Parts Section -69
A-BOOM (04-04) SN 04837 - UP Rev 12-08

BUZZ BAR HEAD ASY 90 IN - SN 01307 (11-01) & UP (PART 2)
Continued...
ITEM PART NO. QTY. DESCRIPTION
40 02961280 2 ADAPTER, HYD 20FL-20MJ45 (EXCEPT 28 FT. BOOM)
02754100 2 ADAPTER, HYD 20FL-16MJ90 (28 FT. BOOM ONLY)
41 00749103 2 SPLIT FLANGE KIT, #20
42 02960411 1 ADAPTER, HYD 20FJX-20MJ45 (EXCEPT 28 FT. BOOM)
02959154 1 ADAPTER, HYD 16MJ-16FJX45 (28 FT BOOM ONLY)
43 00024100 4 FLATWASHER, 1/4" PL
44 10074000 4 BOLT, HEX HEAD 1/4" X 3"
45 00760886 1 MANIFOLD BLOCK
46 00761699 2 O-RING
47 00751790 1 RELIEF CARTRIDGE
48 02973124 1 HOSE, #20-20FJX-20FJX90-82"LG (EXCEPT 28 FT. BOOM)
02751300 1 HOSE, #16-16FJX-16FJX-68"LG (28 FT. BOOM ONLY)
49 02973125 1 HOSE, #20-20FJX-20FJX-68"LG (EXCEPT 28 FT. BOOM)
02215500 1 HOSE, #16-16FJX-16FJX90-84"LG (28 FT. BOOM ONLY)
50 02961085 1 CORDURA SLEEVE
51 00758194 1 DECAL, WARNING BELT SHIELD
52 00769736 1 DECAL, USE/REPAIR GUARDS
53 00769737 1 DECAL, BLADES THROWN OBJECTS
54 02925100 1 DECAL, REPLACEMENT PARTS
55 02958241 1 DECAL, TRACTOR OPERATOR SAFETY
56 02962764 1 DECAL, PINCH POINTS
57 00756004 1 DECAL, SHIELD MISSING
58 02965262 1 DECAL, WARNING HOSE BURST
59 02967827 1 DECAL, MULTI HAZZARD
60 00757139 2 DECAL, ALAMO GROUP
61 02974998 1 DECAL, BUZZBAR
62 D138 1 DECAL, BLADE ROTATION
63 02975158 1 DECAL, HEAR PROTECTION REQD
64 02975170 1 DECAL, ROTATING BLADES
65 02975515 1 DECAL, WARNING DISCONNECT
66 02975516 1 DECAL, NO HITCH POST HERE
68 ----NFS---- - PLATE, SERIAL NUMBER BB90
69 ----NFS---- - METAL, TACK
70 02960407 1 ADAPTER, HYD 20MJ-20FJX90 (EXCEPT 28 FT BOOM)
02956851 1 ADAPTER, HYD 16MJ-16FJX90 (28 FT BOOM ONLY)
72 1458392 1 DECAL, RED REFLECTOR
73 1458393 1 DECAL, YELLOW REFLECTOR
74 00003500 1 GREASE FITTING
75 02030300 1 NUT, 1"-NC
76 02958424 1 BUSHING
©2008 Alamo Group Inc. Parts Section -70
A-BOOM (04-04) SN 04837 - UP Rev 12-08

BUZZ BAR HEAD ASY 90 IN - SN 01307 (11-01) & UP (PART 3)
©2008 Alamo Group Inc. Parts Section -71
A-BOOM (04-04) SN 04837 - UP Rev 12-08

BUZZ BAR HEAD ASY 90 IN - SN 01307 (11-01) & UP (PART 3)
Continued...
ITEM PART NO. QTY. DESCRIPTION
77 02956972 1 BOLT, HEX HEAD 1"-NC X 9"
78 00752405 1 BOLT, HEX HEAD 3/4"-NC
79 02669600 5 KEY, 1/4" SQ KEY 1-1/4" LG
80 02961940 1 PLUG
81 02961134 1 DECAL, PATENT PENDING
82 02975929 1 INSERT SHEET, BUZZBAR (EXCEPT 28 FT BOOM)
02975931 1 INSERT SHEET BUZZBAR (28 FT BOOM ONLY)
83 02968896 1 PLASTIC TIE, ORANGE
84 02968894 1 PLASTIC TIE, RED
85 40010000 16 COTTER PIN, 1/8" X 1
86 63000500 16 WASHER, PLATED
87 02979262 1 MOTOR MOUNT TUBE, MACHINED
©2008 Alamo Group Inc. Parts Section -72
A-BOOM (04-04) SN 04837 - UP Rev 12-08

BUZZ BAR SPINDLE ASY - SN BB-01219
ITEM PART NO. QTY. DESCRIPTION
02978249 1 SPINDLE ASY, DRIVE SPINDLE (SHOWN)
02974235 - SPINDLE ASY, NON-DRIVE (NOT SHOWN)
1 02974224 1 SPINDLE HOUSING, MACHINED
2 02978472 - SPINDLE SHAFT, NON-DRIVE SPINDLE
02978257 1 SPINDLE SHAFT, DRIVE SPINDLE
3 02974234 - COLLAR, BEARING PRELOAD
4 70044 - BEARING CUP, UPPER OR LOWER
5 5312314 - BEARING CONE, UPPER OR LOWER
6 15C2000 - WASHER, 1-1/4" HARDEND
7 5D20120 - NUT, HEX SLOTTED 1-1/4"-12NF PL
8 00766549 - SEAL, UPPER OR LOWER
9 00003500 - GREASE FITTING, 1/8" STRAIGHT
10 02959018 - GREASE RELIEF FITTING, 1-5LBS
11 00752177 - BOLT, STUD 1/2"-20NF X 1-7/8"
12 00606000 - COTTER PIN, 3/16 X 2
©2008 Alamo Group Inc. Parts Section -73
A-BOOM (04-04) SN 04837 - UP Rev 12-08

THIS PAGE INTENTIONAL LEFT BLANK
©2008 Alamo Group Inc. Parts Section -74
A-BOOM (04-04) SN 04837 - UP Rev 12-08

CAGE ASY - UNIVERSAL MOUNT
©2008 Alamo Group Inc. Parts Section -75
A-BOOM (04-04) SN 04837 - UP Rev 12-08

CAGE ASY - UNIVERSAL MOUNT
Continued...
ITEM PART NO. QTY. DESCRIPTION
1 02909000 1 CAGE WLDMNT
2 00999422 3 BOLT
3 00002700 3 FLATWASHER
4 00001300 3 LOCKWASHER
5 00001200 3 NUT
©2008 Alamo Group Inc. Parts Section -76
A-BOOM (04-04) SN 04837 - UP Rev 12-08

DITCHER - BLADE HEAD ASY (FWD ROT) - PN 02875301
ITEM PART NO. QTY. DESCRIPTION
02875301 - BLADE HEAD ASY. W/ BLADES
1 02875400 1 BLADE HEAD WLD`MT
2 02875900 3 WEAR PLATE
3 02886900 6 BOLT
5 00001800 18 NUT
6 02958680 3 MOUNT BRACKET
7 02958675 3 BLADE, ROUGH CUT
02958685 - SHIM KIT, F/ ROUGH CUT BLADES
8 02891800 12 BOLT
9 02958684 6 BOLT
10 00003901 6 LOCKWASHER
11 00037200 6 NUT
©2008 Alamo Group Inc. Parts Section -77
A-BOOM (04-04) SN 04837 - UP Rev 12-08

DITCHER - BLADE HEAD ASY (REV ROT) - PN 02898501
ITEM PART NO. QTY. DESCRIPTION
02898501 - BLADE HEAD ASY. W/ BLADES
1 02898400 1 BLADE HEAD WLDMNT
2 02875900 3 WEAR PLATE
3 02886900 6 BOLT
5 00001800 18 NUT
6 02958681 3 MOUNT BRACKET
7 02958675 3 BLADE, ROUGH CUT
02958685 - SHIM KIT, F/ ROUGH CUT BLADES
8 02891800 12 BOLT
9 02958684 6 BOLT
10 00003901 6 LOCKWASHER
11 00037200 6 NUT
©2008 Alamo Group Inc. Parts Section -78
A-BOOM (04-04) SN 04837 - UP Rev 12-08

DITCHER - HEAD ASY - PN 02215413
ITEM PART NO. QTY. DESCRIPTION
02215413 - DITCHER HEAD ASY. COMPLETE
1 02975249 1 DITCHER MOUNT WLD`MT
2 02958929 2 DITCHER PIN
3 00749185 2 WASHER
4 02872300 1 SPINDLE ASY.
5 02873900 1 BLADE HOUSING ASY.
8 00037200 7 LOCKNUT
9 02875301 1 BLADE HEAD ASY.
10 02891800 6 BOLT
11 00001300 6 LOCKWASHER
12 02870100 1 MOTOR ASY.
13 02880900 8 BOLT
14 00610600 2 ROLL PIN
15 02961054 2 HOSE
16 02958920 2 ELBOW
©2008 Alamo Group Inc. Parts Section -79
A-BOOM (04-04) SN 04837 - UP Rev 12-08

DITCHER - HOUSING ASY (FWD ROT) - PN 02873900
ITEM PART NO. QTY. DESCRIPTION
02873900 - BLADE HOUSING ASY.
1 02874000 1 BLADE HOUSING WLDMNT
2 02874601 1 DEFLECTOR WLDMNT
3 02875001 1 HINGE PIN
4 00002700 2 FLATWASHER
5 00026200 2 COTTER PIN
6 02875101 1 BACK-UP PLATE WLDMNT
7 02886900 4 BOLT
9 00001800 4 NUT
10 02811000 1 CYLINDER ASY.
11 02276700 2 PIN, F/ CYL.
12 37107B13 4 HAIR PIN CLIP
13 02959086 3 RUBBER FLAP DEFLECTOR
14 02959087 3 CLAMP BAR FLAP DEFLECTOR
15 02961677 11 BOLT
16 00023100 1 BOLT
17 00059700 2 FLAT SOCKET BOLT
19 00015800 14 NUT
20 02959089 1 COVER HOUSING WLDMNT
21 00011100 3 FLATWASHER
©2008 Alamo Group Inc. Parts Section -80
A-BOOM (04-04) SN 04837 - UP Rev 12-08

DITCHER - HOUSING ASY (REV ROT) - PN 02898600
ITEM PART NO. QTY. DESCRIPTION
02898600 - DITCHER DECK ASY, REVERSE ROTATION
1 02899000 1 BLADE HSG WLDMNT, REVERSE ROTATION
2 02874601 1 DEFLECTOR WLDMNT
3 02875001 1 HINGE PIN, DEFLECTOR
4 00002700 2 FLATWASHER
5 00026200 2 COTTER PIN
6 02898801 1 BACK-UP PLATE WLDMNT
7 02886900 5 CARRIAGE BOLT
8 00001800 5 LOCKNUT
9 02811000 - CYLINDER ASY. DEFLECTOR
10 02276700 - PIN, CYLINDER
11 37107B13 - CLIP, HAIR PIN
12 02959076 1 FRONT COVER WLDMNT
14 02959079 1 RUBBER FLAP
15 02959086 3 RUBBER FLAP, 10 WIDE X 17LG.
16 02959087 3 CLAMP-BAR FLAP, DEFLECTOR
17 02961677 11 CARRIAGE BOLT
18 00023100 7 BOLT
19 00010600 1 BOLT
20 00059700 2 BOLT, FLAT SOCKET HEAD
21 00015800 20 LOCKNUT
22 00011100 5 FLATWASHER
23 02880900 1 BOLT
24 00002701 1 FLATWASHER
25 00037200 1 LOCKNUT
©2008 Alamo Group Inc. Parts Section -81
A-BOOM (04-04) SN 04837 - UP Rev 12-08

THIS PAGE INTENTIONAL LEFT BLANK
©2008 Alamo Group Inc. Parts Section -82
A-BOOM (04-04) SN 04837 - UP Rev 12-08

DITCHER - HYD SCHEMATIC W-PARTS
©2008 Alamo Group Inc. Parts Section -83
A-BOOM (04-04) SN 04837 - UP Rev 12-08

DITCHER - HYD SCHEMATIC W-PARTS
Continued...
ITEM PART NO. QTY. DESCRIPTION
1 02827700 1 FLANGE KIT
2 02960953 1 TUBE, FRAME TO RETURN FILTER
3 02960809 2 ADAPTER, STRAIGHT
4 02962214 1 ADAPTER, ELBOW 90 DEG.
5 02961004 1 RETURN TUBE STRAIGHT ADAPTER
6 02961825 2 ADAPTER, ELBOW 45 DEG.
7 02411000 2 HOSE BIB
8 02047200 1 ADAPTER, ELBOW 90 DEG.
10 02960807 3 ADAPTER, STRAIGHT
12 00751457 1 ELBOW, 90 DEG.
13 02825900 1 ADAPTER, ELBOW 90 DEG.
14 02961000 1 FILTER ASY, RETURN, IN TANK
15 02961001 1 FILTER ELEMENT
16 63042700 2 ADAPTER, STRAIGHT
17 02960983 1 TOP FOUR LINKAGE HYD TUBE 22
02962249 1 ADAPTER, HYD, ELBOW
18 02823100 8 ADAPTER, HYD, ELBOW
19 02905100 1 HOSE #4 X 114 " LONG
20 02960018 2 ADAPTER, ELBOW
21 02026200 2 HOSE CLAMP,
22 02905000 1 HOSE #4 X 80" LONG
23 02961054 2 HOSE #20 X 52" LONG
24 02961003 1 ADAPTER, STRAIGHT
25 02905300 1 HOSE #4 X 200" LONG
26 02958920 2 ADAPTER, ELBOW 90 DEG.
27 02960984 1 TYPE FOUR LINKAGE HYD TUBE 20 & 23 FT.
02960982 1 TYPE FOUR LINKAGE HYD TUBE 28 FT
28 02889300 2 ADAPTER, ELBOW
29 02512800 1 HOSE #24 X 84" LONG
30 02961094 1 HOSE #20 X 70" LONG
31 02513000 1 HOSE #8 X 108" LONG
32 02906100 1 HOSE #8 X 32" LONG
33 02960986 1 LINE, RETURN, 90 DEG
34 02961054 2 HOSE #20 X 52" LONG
35 02963249 2 PIPE,FOOT GUARD FRONT
©2008 Alamo Group Inc. Parts Section -84
A-BOOM (04-04) SN 04837 - UP Rev 12-08

DITCHER - MOTOR ASY (NEW STYLE) - PN 02978110
ITEM PART NO. QTY. DESCRIPTION
1 02978110 1 MOTOR ASY. HYD GEAR 15.5 CUIN/REV
2 02958920 2 ADAPTER, HYD ELBOW 90 DEG.
3 02978111 2 ADAPTER, HYD STRAIGHT
4 02880900 - BOLT
5 00003901 - LOCKWASHER
6 00037200 - LOCKNUT
©2008 Alamo Group Inc. Parts Section -85
A-BOOM (04-04) SN 04837 - UP Rev 12-08

DITCHER - MOTOR ASY (OLD STYLE) - PN 02870100
ITEM PART NO. QTY. DESCRIPTION
1 02870100 1 MOTOR ASY.
3 02958920 2 ADAPTER, HYD ELBOW 90 DEG.
4 02880900 - BOLT
5 00003901 - LOCKWASHER
6 00037200 - LOCKNUT
©2008 Alamo Group Inc. Parts Section -86
A-BOOM (04-04) SN 04837 - UP Rev 12-08

DITCHER - MOTOR PARTS (NEW STYLE) - PN 02978110
©2008 Alamo Group Inc. Parts Section -87
A-BOOM (04-04) SN 04837 - UP Rev 12-08

DITCHER - MOTOR PARTS (NEW STYLE) - PN 02978110
Continued...
ITEM PART NO. QTY. DESCRIPTION
02978110 - MOTOR HYD GEAR 15.5 CUIN/REV
1 02978358 1 BODY,MOTOR
2 02978359 1 FLANGE
3 02978360 1 GEAR, DRIVE
4 02978361 1 GEAR, IDLER
5 02978362 1 PLATE, PRESSURE (TOP)
6 02978363 1 PLATE, PRESSURE (BOTTOM)
7 * 4 SEALING STRIP (IN ITEM 23)
8 * 4 BACK-UP RING (IN ITEM 23)
10 * 1 O-RING, (IN ITEM 23)
11 * 1 SHAFT SEAL (IN ITEM 24)
12 * 1 SNAP RING (IN ITEM 24)
13 02978364 2 RETAINER -CHECK VALVE
14 02978365 2 BALL 1/2" DIA
15 02978366 2 BALL 1/4" DIA
16 02976387 8 BOLT
17 02978371 5 WASHER
18 02978367 1 PLUG
19 * 1 O-RING, (IN ITEM 23)
20 02978368 2 DOWEL PIN
21 NFS 1 NAME PLATE (LISTED AS REF ONLY)
22 * 2 DRIVE SCREW (SEE SEAL KIT ITEM 23)
23 02978370 1 SEAL KIT, SERVICE SOFT GOODS
24 02978369 1 SHAFT SEAL KIT
25 02986425 1 BALL BEARING
©2008 Alamo Group Inc. Parts Section -88
A-BOOM (04-04) SN 04837 - UP Rev 12-08

DITCHER - MOTOR PARTS (OLD STYLE) - PN 02870100
ITEM PART NO. QTY. DESCRIPTION
02870100 - MOTOR ASY, HYD.
1 02864700 1 RETAINING RING
2 02864800 1 SPACER
3 02864900 1 BALL BEARING
4 02865000 1 SEAL RETAINER
5 02865100 1 O-RING
6 02865200 1 LIP SEAL
7 02865300 1 DRIVE SHAFT
8 02865400 1 RETAINING RING
9 02865500 1 COVER,SHAFT END
10 02865600 1 PLUG
11 02896200 2 CHECK ASY. & SET SCREW
12 02865800 2 SHAFT SEAL
13 02865900 2 PIN, SPIRAL
14 02866000 4 BEARING
15 02866100 12 POCKET SEAL
16 02866200 2 THRUST PLATE
©2008 Alamo Group Inc. Parts Section -89
A-BOOM (04-04) SN 04837 - UP Rev 12-08

DITCHER - MOTOR PARTS (OLD STYLE) - PN 02870100
Continued...
ITEM PART NO. QTY. DESCRIPTION
17 02866300 2 GASKET SEAL
19 02866500 4 PIN-DOWEL
20 02866600 1 MATCHED GEAR SET
21 02866700 1 PORT END COVER
22 00001400 8 FLATWASHER
23 02866800 8 BOLT
24 02926900 - SEAL KIT - MOTOR 02870100
©2008 Alamo Group Inc. Parts Section -90
A-BOOM (04-04) SN 04837 - UP Rev 12-08

DITCHER - SPINDLE ASY - PN 02872300
ITEM PART NO. QTY. DESCRIPTION
02872300 - SPINDLE ASY. COMPLETE (USED OCT. 2001 & DOWN)
1 02883700 1 SPINDLE HSG W/BRG CUP & ZERK
2 02708100 2 BEARING CUP (USE ASY. P/N 02778200 CUP & CONE)
3 02707700 2 BEARING CONE (USE ASY. P/N 02778200 CUP & CONE)
4 02707600 3 SEAL
5 02872701 1 SPINDLE, W/ CAPTIVE KEYWAY
6 02873200 1 SPACER
7 02870900 2 NUT
8 00003500 1 GREASE FITTING, STRAIGHT
9 02873301 1 COUPLING HALF SPINDLE
10 02959017 1 KEY, SPINDLE DITCHER
11 02873500 1 COUPLING HALF, MOTOR
12 02873800 1 CHAIN COUPLING
13 02959014 1 SETSCREW
14 02959018 1 GREASE RELIEF FITTING 1-5LBS
©2008 Alamo Group Inc. Parts Section -91
A-BOOM (04-04) SN 04837 - UP Rev 12-08

DITCHER - SPINDLE ASY - PN 02973336
ITEM PART NO. QTY. DESCRIPTION
02973336 - SPINDLE ASY. COMPLETE (USED NOV. 2001 & UP)
1 02872400 1 SPINDLE HSG WLD`MT
2 02708100 2 BEARING CUP (USE ASY. P/N 02778200 CUP & CONE)
3 02707700 2 BEARING CONE (USE ASY. P/N 02778200 CUP & CONE)
4 02707600 3 SEAL
5 02872701 1 SPINDLE, W/ CAPTIVE KEYWAY
6 02873200 1 SPACER
7 02870900 2 NUT
8 00003500 1 GREASE FITTING, STRAIGHT
9 02873301 1 COUPLING HALF SPINDLE
10 02959017 1 KEY, SPINDLE DITCHER
11 02984159 1 SPROCKET WLD`MT
12 02873800 1 CHAIN COUPLING
13 02959014 1 SETSCREW
14 02959018 1 GREASE RELIEF FITTING 1-5LBS
©2008 Alamo Group Inc. Parts Section -92
A-BOOM (04-04) SN 04837 - UP Rev 12-08

FILTER ASY - PN 02961000
ITEM PART NO. QTY. DESCRIPTION
02961000 - FILTER ASY. W/ ELEMENT
1 02961001 1 FILTER ELEMENT ONLY
2 02972678 1 SPRING FILTER CARTRIDGE
3 02973782 1 VALVE, FILTER BYPASS
4 02978349 1 FILTER COVER
5 02978354 1 SEAL KIT
©2008 Alamo Group Inc. Parts Section -93
A-BOOM (04-04) SN 04837 - UP Rev 12-08

THIS PAGE INTENTIONAL LEFT BLANK
©2008 Alamo Group Inc. Parts Section -94
A-BOOM (04-04) SN 04837 - UP Rev 12-08

FLAIL AXE - HEAD ASY (SN 04250 & UP) (PART 1)
©2008 Alamo Group Inc. Parts Section -95
A-BOOM (04-04) SN 04837 - UP Rev 12-08

FLAIL AXE - HEAD ASY (SN 04250 & UP) (PART 1)
Continued...
ITEM PART NO. QTY. DESCRIPTION
1 00026200 1 COTTER PIN
2 00001800 11 LOCKNUT
3 00002700 15 FLATWASHER
4 00011700 4 LOCKWASHER
5 00013500 3 JAM NUT
6 00015800 4 LOCKNUT
7 00019300 8 BOLT
8 00021400 2 BOLT
9 00023100 4 BOLT
10 00023500 6 FLATWASHER
11 02027400 4 BOLT
12 00035900 4 BOLT
13 00037200 4 LOCKNUT
14 00752176 1 GREASE FITTING, 90 DEG.
15 00753642 2 BOLT
16 02716500 8 LOCKNUT
17 02892000 7 BOLT
18 02918600 6 BOLT
19 02956712 1 RUBBER FLAP 6 X 48-1/2
20 02956714 1 CLAMP BAR
21 02956748 1 SKID SHOE WLDMNT
22 02957041 2 ROLLER BEARING AND FLANGE
02965509 2 LOCKING COLLAR
23 02957655M 1 ROTOR W/KNIVES (FLAIL AXE)
24 02958131A 2 FLANGE BEARING ASY 2" BORE
25 02958198 1 KEY
26 00750940 2 LOCKNUT
27 03200925 1 CARRIAGE BOLT
28 02967325 1 PULLEY
29 02967328 1 QD HUB BUSHING
30 02970301 1 FLAIL AXE HEAD WLDMNT
31 02970302 1 HITCH POST WLDMNT,FLAIL AXE
32 02970324 1 HITCH POST CLAMP PLATE
33 02970325 1 PLATE,COVER,BELT & PULLEY
34 02970326 1 ROD,HINGE,F/A DOOR
35 02970465 1 DOOR WLDMNT, FLAIL AXE
36 02970539 3 V-BELT
37 02970540 1 ROLLER WLDMNT
38 02970583 4 BOLT, SOCKET HEAD
39 02970585 1 SKID SHOE WLDMNT
40 02970586 2 WASHER
©2008 Alamo Group Inc. Parts Section -96
A-BOOM (04-04) SN 04837 - UP Rev 12-08

FLAIL AXE - HEAD ASY (SN 04250 & UP) (PART 2)
©2008 Alamo Group Inc. Parts Section -97
A-BOOM (04-04) SN 04837 - UP Rev 12-08

FLAIL AXE - HEAD ASY (SN 04250 & UP) (PART 2)
Continued...
ITEM PART NO. QTY. DESCRIPTION
41 02973256 1 MOTOR MOUNT WLDMNT W/O STUDS
42 02970709 1 PLATE,INSIDE PLATE
44 02970537 1 QD HUB, W/KEY WAY
45 02961678 1 MOTOR, HYD. CAST IRON,FLAIL HD
46 02962207 1 KEY
47 23504500 8 JAMNUT
48 02956949 16 HANGER BOLT
49 02958540 16 BLADE KIT, FLAIL AXE
50 02956943 32 FLAIL HANGER BUSHING
51 02980976 16 LOCKNUT
52 02971725 1 ROD WLDMNT, FLAIL AXE DOOR
53 02675800 2 BOLT
54 00001400 2 FLATWASHER
55 00010300 2 LOCKWASHER
©2008 Alamo Group Inc. Parts Section -98
A-BOOM (04-04) SN 04837 - UP Rev 12-08

FLAIL AXE - MOTOR ASY (SN FA-04250 & UP) - PN 02963893
ITEM PART NO. QTY. DESCRIPTION
02963893 - MOTOR ASY, W/ FITTINGS
1 02961678 1 MOTOR ASY, W/O FITTINGS (CAST IRON)
2 02961280 2 ADAPTER, ELBOW
3 00749103 2 SPLIT FLANGE KIT
©2008 Alamo Group Inc. Parts Section -99
A-BOOM (04-04) SN 04837 - UP Rev 12-08

THIS PAGE INTENTIONAL LEFT BLANK
©2008 Alamo Group Inc. Parts Section -100
A-BOOM (04-04) SN 04837 - UP Rev 12-08

FLAIL AXE - MOTOR PARTS (SN FA-04250 & UP) - PN 02961678
ITEM PART NO. QTY. DESCRIPTION
02961678 - MOTOR ASY, CAST IRON MOTOR
1 02962210 1 SNAP RING
2 * 1 O-RING (IN ITEM 20 & 21)
3 02962209 1 RETAINER SEAL
4 * 2 SEAL (IN ITEM 20 & 21)
5 02962203 1 MOUNTING FLANGE
6 02961940 1 PLUG, HEX SOCKET HEAD
7 02961931 2 CHECK ASY.
8 * 4 SEAL END (IN ITEM 20 & 21)
9 * 2 THRUST PLATE (IN ITEM 21 ONLY)
10 02962206 1 GEAR SET
11 * 2 SQUARE SEAL (IN ITEM 20 & 21)
12 02961924 4 PINS-DOWEL
13 02962205 1 GEAR HOUSING
14 02962204 1 PORTING FLANGE
©2008 Alamo Group Inc. Parts Section -101
A-BOOM (04-04) SN 04837 - UP Rev 12-08

FLAIL AXE - MOTOR PARTS (SN FA-04250 & UP) - PN 02961678
Continued...
ITEM PART NO. QTY. DESCRIPTION
15 02961917 4 WASHER
16 02962208 4 BOLT
17 * 4 SIDE SEAL, NOT SHOWN (IN ITEM 20 & 21)
18 02966771 1 SLEEVE, HOOK PIVOT
19 02962207 1 KEY
20 02962541 1 SEAL KIT, MINOR (ITEMS 2,4,8,11,17)
21 02962211 1 SEAL KIT, MAJOR (ITEMS 2,4,8,9,11,17)
©2008 Alamo Group Inc. Parts Section -102
A-BOOM (04-04) SN 04837 - UP Rev 12-08

HVY DTY FLAIL - 48 IN AND 60 IN HEAD ASY (PART 1)
©2008 Alamo Group Inc. Parts Section -103
A-BOOM (04-04) SN 04837 - UP Rev 12-08

HVY DTY FLAIL - 48 IN AND 60 IN HEAD ASY (PART 1)
Continued...
ITEM PART NO. QTY. DESCRIPTION
1 107458 1 CUTTER HSG WLDMNT, 48 IN. HD FLAIL
107457 1 CUTTER HSG WLDMNT, 60 IN. HD FLAIL
2 105532 1 CUTTERSHAFT WLDMNT, 48 IN. HD FLAIL
105530 1 CUTTERSHAFT WLDMNT,CTRSHAFT 62CC
3 000533 2 BELT
4 000672 1 HUB , Q.D.
5 000673 1 PULLEY
6 02957177 2 WASHER, SPECIAL
7 103041 1 PIN, IDLER PIVOT
8 103064 1 FENDER
9 02960512 1 CUTTERSHAFT PULLEY, HD FLAIL
02959282 1 KEY
10 000001 1 BOLT
11 00023500 1 FLATWASHER
12 00011700 1 LOCKWASHER
13 101778 1 SPACER, IDLER BEARING
14 103105 2 PULLEY, IDLER
15 700949 1 LH IDLER ARM W/GREASE FITTING
16 700886 2 SHOE, WEAR PLATE & BOLTS
00001800 6 LOCKNUT
02886900 2 CRARRIAGE BOLT
000520 6 LOCKWASHER
000700 4 PLOW BOLT
103051 2 SHOE, WEAR PLATE
700194 1 TRASH DEFLECTOR PKG, REAR 48"
701650 1 TRASH DEFLECTOR PKG, REAR 62"
18 100101 1 TRASH DEFLECTOR ONLY, REAR 48"
104682 1 TRASH DEFLECTOR ONLY, REAR 62"
19 00024100 7 FLATWASHER
20 02959924 7 LOCKNUT
22 10058000 7 BOLT
23 701431 1 KNIFE PKG, 48"
700616 1 KNIFE PKG, 60"
24 100759 60 KNIFE, COURSE CUT
25 100761 30 KNIFE RING
26 000026 32 COTTER PIN
27 102670 30 PIN, HARDENED
28 02963893 1 MOTOR ASY, W/ FITTINGS
00749130 4 BOLT
63000500 4 WASHER
29 02957161 1 BEARING HOUSING, DRIVE SIDE
©2008 Alamo Group Inc. Parts Section -104
A-BOOM (04-04) SN 04837 - UP Rev 12-08

HVY DTY FLAIL - 48 IN AND 60 IN HEAD ASY (PART 2)
©2008 Alamo Group Inc. Parts Section -105
A-BOOM (04-04) SN 04837 - UP Rev 12-08

HVY DTY FLAIL - 48 IN AND 60 IN HEAD ASY (PART 2)
Continued...
ITEM PART NO. QTY. DESCRIPTION
30 02957157 1 BEARING HOUSING, NON DRIVE SIDE
02957042 6 BOLT
00015800 6 LOCKNUT
31 02957166 1 HOUSING COVER
00753642 6 BOLT
32 02957167 2 BEARING
33 02957168 2 BEARING ADAPTER
00003500 4 GREASE FITTING
35 02957169 1 SEAL
36 02957173 2 SEAL
38 00603300 2 BOLT
39 02961194 1 TURNBUCKLE
40 02966254 1 MOTOR BRACKET WLDMNT
02957042 4 BOLT
00015800 4 LOCKNUT
41 00000400 1 COTTER PIN
42 02960550 1 BUMPER GUARD
02030400 4 BOLT
02957941 4 NUT
43 02958666 1 HITCH POST ASY.
02958424 1 BUSHING
02931300 4 BOLT
00037200 4 LOCKNUT
44 107810 1 ROLLER WLDMNT, 48" W/HEX SHAFT
107784 1 ROLLER WLDMNT, 62" W/HEX SHAFT
45 703976 2 BEARING ASY, ROLLER W/HEX BORE
002486 2 BEARING ONLY, ROLLER W/HEX BORE
002039 2 GREASE FITTING
002037 2 SEAL, F/ ROLLER BRG
46 000516 4 CARRIAGE BOLT
47 00001800 4 LOCKNUT
48 107182 1 ROLLER BRACKET WLDMNT, LH MNTG
107380 1 ROLLER BRACKET WLDMNT, RH MNTG
53 02957348 2 SPACER, BEARING
54 02960545 1 BELT GUARD WLDMNT
00999314 2 BOLT
00019700 2 FLATWASHER
00022200 2 LOCKWASHER
58 02959282 1 KEY
59 100768 1 KEY
©2008 Alamo Group Inc. Parts Section -106
A-BOOM (04-04) SN 04837 - UP Rev 12-08

HVY DTY FLAIL - GAUGE WHEELS
ITEM PART NO. QTY. DESCRIPTION
02959639 - CASTER WHEEL KIT (ITEMS 15 THRU 19)
1 02035400 2 BOLT
2 00012101 2 LOCKWASHER
3 02035800 2 WOOD WASHER
4 02035600 4 SPACER
5 02957101 1 CASTER ARM WLDMNT, RH
02957100 1 CASTER ARM WLDMNT, LH
6 00749943 2 CASTER FORK WLDMNT
7 00001200 2 NUT
8 00001300 2 LOCKWASHER
9 02959181 4 SPACER
10 02605901 2 CASTER WHEEL
11 02036301 2 BUSHING
12 02036400 2 BOLT
13 02031000 4 CASTER BUSHING
©2008 Alamo Group Inc. Parts Section -107
A-BOOM (04-04) SN 04837 - UP Rev 12-08

HVY DTY FLAIL - GAUGE WHEELS
Continued...
ITEM PART NO. QTY. DESCRIPTION
14 00752670 4 GREASE FITTING
15 00008300 6 BOLT
16 00010300 6 LOCKWASHER
17 00010400 6 NUT
18 02957071 1 CASTER WHEEL ASY, RH (ITEM 1 THRU 14)
19 02957155 1 CASTER WHEEL ASY, LH (ITEM 1 THRU 14)
©2008 Alamo Group Inc. Parts Section -108
A-BOOM (04-04) SN 04837 - UP Rev 12-08

HYD CUTTER VALVE - PN 02957254
ITEM PART NO. QTY. DESCRIPTION
02957254 - CUTTER VALVE ASY, REVERSING (FLAIL ONLY)
1 02775200 1 WIRE HARNESS - SAFETY SWITCH
2 02775100 1 BOOT - SAFETY SWITCH
3 02956996 1 SAFETY SWITCH
4 02956995 1 DETENT KIT
5 02040600 1 CUTTER VALVE W/ SAFETY SWITCH
6 ---NFS---- - BOLT, 5/16" NC
7 00011700 3 LOCKWASHER 5/16"
8 00021800 3 NUT, 5/16 NC
9 02882100 1 CUTTER HANDLE ASY.
10 02042600 2 ADAPTER, ELBOW 90 DEG.
11 02937300 1 ADAPTER, ELBOW
12 02957228 1 ADAPTER, ELBOW
©2008 Alamo Group Inc. Parts Section -109
A-BOOM (04-04) SN 04837 - UP Rev 12-08

HYD CUTTER VALVE - PN 02957254
Continued...
ITEM PART NO. QTY. DESCRIPTION
13 ---NFS---- - VALVE BODY
14 ---NFS---- - SPOOL
15 02657400 - QUAD RING & O RING KIT
©2008 Alamo Group Inc. Parts Section -110
A-BOOM (04-04) SN 04837 - UP Rev 12-08

HYD CUTTER VALVE ASY - PN 02961090
ITEM PART NO. QTY. DESCRIPTION
02961090 - CUTTER VALVE ASY, W/ FITTINGS
1 02960565 1 CUTER VALVE ASY, W/O FITTINGS
2 02960807 1 ADAPTER, STRAIGHT
3 02961003 1 ADAPTER, STRAIGHT
4 02958203 1 WIRE HARNESS
5 02964028 1 SWITCH, PUSH & PULL
6 02964063 1 KNOB ONLY
©2008 Alamo Group Inc. Parts Section -111
A-BOOM (04-04) SN 04837 - UP Rev 12-08

HYD CUTTER VALVE ASY INSTALLATION - PN 02960565
ITEM PART NO. QTY. DESCRIPTION
02960565 - MOTOR CONTROL VALVE ASY, W/O FITTINGS
1 02965223 1 SOLENOID, COMPLETE, (S/N 02721 & UP)
02961265 1 SOLENOID COMPLETE, (S/N 02720 & DOWN)
2 02965222 1 SOLENOID COIL, (S/N 02721 & UP)
02961263 1 SOLENOID COIL, (S/N 02720 & DOWN)
3 02965221 1 SOLENOID VALVE W/ SEALS (S/N 02721 & UP)
02961264 1 SOLENOID VALVE W/ SEALS (S/N 02720 & DOWN)
4 02961271 1 PILOT PISTON W/ SEALS
5 02961261 1 RELIEF VALVE
02961262 1 RELIEF VALVE SEAL KIT
6 02961267 1 LOGIC VALVE
02961268 1 LOGIC VALVE SEAL KIT
7 02961269 1 CHECK VALVE
02961270 1 CHECK VALVE SEAL KIT
8 02961266 1 SOLENOIN VALVE SEAL KIT (ALL S/N)
9 02972768 1 PLUG
10 02979442 3 RUBBER COIL WASHER
©2008 Alamo Group Inc. Parts Section -112
A-BOOM (04-04) SN 04837 - UP Rev 12-08

HYD CYL ASY - DIPPER (17 FT) - PN 02967017
ITEM PART NO. QTY. DESCRIPTION
02967017 - CYLINDER ASY, W/ FITTINGS
1 02961478B 1 CYLINDER ASY, W/O FITTINGS
2 02975450 1 CYLINDER HEAD, GLAND
3 02975907 1 ROD WLDMNT
4 02975906 1 BARREL WLDMNT
5 ---------------- 1 PISTON (NOT AVAILABLE)
6 5JRC16140 1 LOCKNUT
7 02975873 1 SETSCREW
8 02960018 2 ADAPTER, ELBOW
9 02984729 2 BUSHING, TEFLON IMPREGNATED 1/2" LG
10 02984729 2 BUSHING, TEFLON IMPREGNATED, 1/2" LG
11 02975530 1 SEAL KIT
©2008 Alamo Group Inc. Parts Section -113
A-BOOM (04-04) SN 04837 - UP Rev 12-08

THIS PAGE INTENTIONAL LEFT BLANK
©2008 Alamo Group Inc. Parts Section -114
A-BOOM (04-04) SN 04837 - UP Rev 12-08

HYD CYL ASY - DIPPER (20-23 FT) - PN 02961780T
ITEM PART NO. QTY. DESCRIPTION
02961780T - CYLINDER ASY, W/FITTINGS (ITEM 1,8,14,25 & 26)
1 02961482A 1 CYLINDER ASY, W/O FITTINGS (ITEM 2,3,4,5,6,7,8,14,19,20,25,2 & 29)
2 ------------ 1 CYLINDER HEAD, GLAND (NOT AVAILABLE)
3 * 1 O-RING
4 02967042 1 ROD WLDMNT
5 ----------- 1 BARREL WLDMNT (NOT AVAILABLE)
6 02962131 1 PISTON
7 02252400 1 LOCKNUT
8 02960018 2 ELBOW
9 00007000 - BOLT
10 00011100 - FLATWASHER
11 00015800 - NUT
12 02969980 - PIN
13 02967013 - PIN
14 02965548 2 BUSHING
15 02962129 1 COLLAR
16 * 1 WEAR RING (IN ITEM 29)
17 * 1 PISTON SEAL (IN ITEM 29)
18 * 1 O-RING (IN ITEM 29)
19 02962169 1 SETSCREW
20 02962170 1 NYLON INSERT
©2008 Alamo Group Inc. Parts Section -115
A-BOOM (04-04) SN 04837 - UP Rev 12-08

HYD CYL ASY - DIPPER (20-23 FT) - PN 02961780T
Continued...
ITEM PART NO. QTY. DESCRIPTION
21 * 1 ROD WIPER (IN ITEM 29)
22 * 1 ROD SEAL (IN ITEM 29)
23 * 1 BUFFER SEAL (IN ITEM 29)
24 * 1 BACK-UP RING (IN ITEM 29)
25 02965214 2 BUSHING
26 02967246 1 SETSCREW
27 00749946 1 WASHER
28 02030300 1 LOCKNUT
29 02962141 1 SEAL KIT (ITEM 3,16,17,18,21,22,23 & 24)
©2008 Alamo Group Inc. Parts Section -116
A-BOOM (04-04) SN 04837 - UP Rev 12-08

HYD CYL ASY - DIPPER (28 FT) - PN 02222000 (03-00 & DOWN)
ITEM PART NO. QTY. DESCRIPTION
02222000 - CYLINDER ASY, W/ FITTINGS (ITEM 1 THRU 24)
1 02222100A 1 CYLINDER ASY, W/O FITTINGS (ITEM 2 TO 7 & 13 TO 24) REPLACED W/ P/N 02222100A (04-00 & UP)
2 ------------ 1 CYLINDER HEAD, GLAND (NOT AVAILABLE)
3 * 1 O-RING, (IN ITEM 24)
4 02960573 1 ROD WLDMNT
5 02957426 1 BARREL WLDMNT
6 02957425 1 PISTON
7 02252400 1 LOCKNUT
8 02962249 2 ELBOW
9 00749946 - WASHER
10 02030300 - LOCKNUT
11 02960049 - PIN WLDMNT
12 02956972 - BOLT
13 * 1 ROD SEAL (IN ITEM 24)
14 * 1 GLAND STATIC SEAL (IN ITEM 24)
15 02962603 1 COLLAR
16 * 1 WEAR RING (IN ITEM 24)
17 * 1 PISTON SEAL, 2 PIECES (IN ITEM 24)
18 * 1 ROD WIPER (IN ITEM 24)
19 02962169 1 SETSCREW
©2008 Alamo Group Inc. Parts Section -117
A-BOOM (04-04) SN 04837 - UP Rev 12-08

HYD CYL ASY - DIPPER (28 FT) - PN 02222000 (03-00 & DOWN)
Continued...
ITEM PART NO. QTY. DESCRIPTION
20 02962170 1 NYLON INSERT
21 00606000 1 COTTER PIN
22 00752670 1 GREASE FITTING
23 * 1 BUFFER SEAL, 2 PIECES (IN ITEM 24)
24 02975527 1 SEAL KIT (ITEM 3,13,14,16,17,18 & 23)
©2008 Alamo Group Inc. Parts Section -118
A-BOOM (04-04) SN 04837 - UP Rev 12-08

HYD CYL ASY - DIPPER (28 FT) - PN 02222000 (04-00 & UP)
ITEM PART NO. QTY. DESCRIPTION
02222000 - CYLINDER ASY, W/ FITTINGS
02222100A - CYLINDER ASY, W/O FITTINGS - REPLACED P/N 02222100 (03-00 & DOWN)
1 02976181 1 TUBE WLDMT 4.00 - 16.00 STROKE
2 02976182 1 CYLINDER HEAD 4 X 1.5 ROD W/
3 02975457 1 PISTON 4.00-1.25-S-W-PSP
4 02976180 1 ROD WLDMT 1.5 X 16.00 STROKE
00752670 1 GREASE FITTING 1/4-28 BOLT THD
5 02975453 1 LOCKNUT, 1-1/4" NF GRB
6 02975527 - SEAL KIT
7 02960049 1 PIN-WLDMT - DIPPER CYL
8 02962249 2 ADAPTER, HYD, ELBOW
9 00749946 2 WASHER
10 00606000 1 COTTER PIN
11 02030300 1 LOCKNUT
12 02956972 1 BOLT, 1" NC 9 GR8
©2008 Alamo Group Inc. Parts Section -119
A-BOOM (04-04) SN 04837 - UP Rev 12-08

THIS PAGE INTENTIONAL LEFT BLANK
©2008 Alamo Group Inc. Parts Section -120
A-BOOM (04-04) SN 04837 - UP Rev 12-08

HYD CYL ASY - EXTENSION (28 FT) - PN 02961485C
ITEM PART NO. QTY. DESCRIPTION
02961485C - CYLINDER ASY, (ITEMS 1 THRU 16)
1 02965450 1 BARREL WELDMNT
2 02247100 1 LOCKNUT
3 -------------- 1 PISTON (NOT AVAILABLE)
4 -------------- 1 CYLINDER HEAD, GLAND (NOT AVAILABLE)
5 -------------- 1 COLLAR (NOT AVAILABLE)
6 02962169 1 SET SCREW
7 02962170 1 LOCKING INSERT
8 --------------- 1 ROD WLDMNT (NOT AVAILABLE)
9 * SEAL KIT 1 WEAR BAND (IN ITEM 16)
10 * SEAL KIT 1 O-RING (IN ITEM 16)
11 * SEAL KIT 1 PISTON SEAL (IN ITEM 16)
12 * SEAL KIT 1 O-RING (IN ITEM 16)
13 * SEAL KIT 1 BACK-UP RING (IN ITEM 16)
14 * SEAL KIT 2 BUFFER RING (IN ITEM 16)
15 * SEAL KIT 1 ROD WIPER (IN ITEM 16)
©2008 Alamo Group Inc. Parts Section -121
A-BOOM (04-04) SN 04837 - UP Rev 12-08

HYD CYL ASY - EXTENSION (28 FT) - PN 02961485C
Continued...
ITEM PART NO. QTY. DESCRIPTION
16 02962130 1 SEAL KIT (ITEMS 9 THRU 15)
17 02971727 1 HOSE, # 4 (LONG HOSE)
18 02971728 1 HOSE, # 4 (SHORT HOSE)
19 02753400 5 TIE STRAP
20 02769200 1 BOLT, (F/ BARREL END OF CYL ONLY)
21 02966574 2 SPACER, (F/ BARREL END OF CYL ONLY)
22 00003901 2 LOCKWASHER
23 00000200 2 LOCKNUT
24 02758400 1 BOLT, (F/ ROD END OF CYL ONLY)
©2008 Alamo Group Inc. Parts Section -122
A-BOOM (04-04) SN 04837 - UP Rev 12-08

HYD CYL ASY - LIFT (17 FT) - PN 02962297
ITEM PART NO. QTY. DESCRIPTION
02962297 - LIFT CYL.ASSY-17A/B
1 02962651A 1 CYLINDER,HYD 3
2 02960018 2 ADP HYD ELBOW 4MB-4MJ90
3 02959891 2 BSHG CONX 1-1/4X1 X 7/8
4 00776304 1 WDMT,CYLINDER ROD 2 X 27.25
5 00776302 1 HEAD,CYLINDER 3 X 1.75
6 ----------------- 1 PISTON (NOT AVAILABLE)
7 00776303 1 WDMT,CYLINDER TUBE
8 5JRC16140 1 LOCKNUT 1 -14 TLDT GC ZP
9 02975530 1 SEAL KIT
©2008 Alamo Group Inc. Parts Section -123
A-BOOM (04-04) SN 04837 - UP Rev 12-08

HYD CYL ASY - LIFT (20-23-28 FT) - PN 02961779
ITEM PART NO. QTY. DESCRIPTION
02961779 - CYLINDER ASYM W/ FITTINGS
1 02961479A 1 CYLINDER ASY, W/O FITTINGS
2 02960018 1 ADAPTER, ELBOW
3 02959891 1 BUSHING, CONNEX
4 02976195 1 BARREL WLDMNT
5 02975452 1 CYLINDER HEAD, GLAND
6 02975457 1 PISTON
7 02976196 1 ROD WLDMNT
8 02975453 1 LOCKNUT
9 02975527 1 SEAL KIT
©2008 Alamo Group Inc. Parts Section -124
A-BOOM (04-04) SN 04837 - UP Rev 12-08

HYD CYL ASY - SWING (17-20-23-28 FT) - PN 02961778
ITEM PART NO. QTY. DESCRIPTION
02961778 - CYLINDER ASY, W/ FITTINGS
1 02961476B 1 CYLINDER ASY, W/O FITTINGS
2 02960018 2 ADAPTER, ELBOW
3 02965214 2 BEARING, TEFLON IMPREGNATED
4 02930100 1 PIN WLDMNT
5 00606000 1 COTTER PIN
6 02975619 1 BARREL WLDMNT
7 02975450 1 CYLINDER HEAD, GLAND
8 02975454 1 PISTON
9 02975620 1 ROD WLDMNT
10 5JRC16140 1 LOCKNUT
11 02975530 1 SEAL KIT
12 02966767 1 PIN WLDMT (ROD END SIDE)
©2008 Alamo Group Inc. Parts Section -125
A-BOOM (04-04) SN 04837 - UP Rev 12-08

HYD CYL ASY - TILT (17-20-23 FT) - PN 02967016
ITEM PART NO. QTY. DESCRIPTION
02961475B 1 HYD CYLINDER 3.00 X 17.50 X1.5
1 02975869 1 TUBE WLDMT 3.00-17.50-W
2 02975450 1 HEAD,CYLINDER 3 X 1.50
3 02975454 1 PISTON 3.00-1.00-S-WR-PSP
4 02975870 1 ROD WLDMT 1.50-17.50-W
5 5JRC16140 1 LOCKNUT TLM 1 NF PL
6 02960018 2 ADP HYD ELBOW 4MB-4MJ90
7 02965548 4 BSHG TF-1-1/4OD X 1 ID X1
02975530 1 SEAL KIT
NOTE: 02961475B INCLUDES ITEMS 1, 2, 3, 4, 5, AND SEAL KIT
©2008 Alamo Group Inc. Parts Section -126
A-BOOM (04-04) SN 04837 - UP Rev 12-08

HYD CYL ASY - TILT (28 FT) - PN 02961787
ITEM PART NO. QTY. DESCRIPTION
02961484A 1 HYD CYL 3-1/2 BORE X 9STROKE
1 02976240 1 TUBE WLDMT 3.5-9.00-W
2 02975302 1 CYLINDER HEAD 3.50-1.50-THGD
3 02975305 1 PISTON 3.50-1.00-5WR PSP
4 02976239 1 ROD WLDMT 1.50-9.00-1.00
5 5JRC16140 1 LOCKNUT TLM 1 NF PL
6 00752670 2 FITTING,GREASE STRAIGHT 1/4-28
7 02960018 2 ADP HYD ELBOW 4MB-4MJ90
02975531 1 SEAL KIT
NOTE: 02961484A INCLUDES ITEMS 1, 2, 3, 4, 5, AND SEAL KIT
©2008 Alamo Group Inc. Parts Section -127
A-BOOM (04-04) SN 04837 - UP Rev 12-08

HYD PUMP ASY (FRONT SINGLE) - PN 02961827
ITEM PART NO. QTY. DESCRIPTION
02961827 - PUMP ASY, SINGLE PUMP W/ FITTINGS
1 02961474 1 PUMP ASY, W/O FITTINGS
2 02961825 1 ELBOW, 90 DEG.
3 02827700 1 FLANGE KIT
4 02411000 1 HOSE BIB
5 02026200 1 HOSE CLAMP
©2008 Alamo Group Inc. Parts Section -128
A-BOOM (04-04) SN 04837 - UP Rev 12-08

HYD PUMP ASY (FRONT TANDEM) - PN 02961826
ITEM PART NO. QTY. DESCRIPTION
02961826 - PUMP ASY, W/ FITTINGS TANDEM FRONT MOUNTED
1 02961735 1 PUMP ASY, W/O FITTINGS
2 02961825 1 ELBOW, 45 DEG.
3 02962214 1 ELBOW, 45 DEG.
4 02827700 1 FLANGE KIT
5 02411000 1 HOSE BIB
6 02026200 1 HOSE CLAMP
©2008 Alamo Group Inc. Parts Section -129
A-BOOM (04-04) SN 04837 - UP Rev 12-08

HYD PUMP ASY (REAR SINGLE 540 RPM) - PN 02962096
ITEM PART NO. QTY. DESCRIPTION
02962096 - PUMP ASY W/ FITTING, SINGLE PUMP REAR 540 PTO MOUNTED
1 02964947 1 PUMP ASY, W/O FITTINGS
2 02961098 1 ELBOW, 90 DEG.
3 02827700 1 FLANGE KIT
4 02411000 1 HOSE BIB
5 02026200 1 HOSE CLAMP
6 02047200 1 ELBOW
©2008 Alamo Group Inc. Parts Section -130
A-BOOM (04-04) SN 04837 - UP Rev 12-08

HYD PUMP ASY (REAR TANDEM 540 RPM) - PN 02962097
ITEM PART NO. QTY. DESCRIPTION
02962097 - PUMP ASY, W/ FITTINGS (REAR 540 PTO MNT)
1 02964948 1 PUMP ASY. W/O FITTINGS
2 02961098 1 ELBOW, 90 DEG.
3 02962213 1 ELBOW, 90 DEG.
4 02827700 1 FLANGE KIT
5 02411000 1 HOSE BIB
6 02026200 1 HOSE CLAMP
7 02047200 1 ELBOW
©2008 Alamo Group Inc. Parts Section -131
A-BOOM (04-04) SN 04837 - UP Rev 12-08

THIS PAGE INTENTIONAL LEFT BLANK
©2008 Alamo Group Inc. Parts Section -132
A-BOOM (04-04) SN 04837 - UP Rev 12-08

HYD PUMP PARTS (FRONT SINGLE) - PN 02961474
©2008 Alamo Group Inc. Parts Section -133
A-BOOM (04-04) SN 04837 - UP Rev 12-08

HYD PUMP PARTS (FRONT SINGLE) - PN 02961474
Continued...
ITEM PART NO. QTY. DESCRIPTION
02961474 - PUMP ASY, FRONT MOUNTED SINGLE PUMP
1 02961918 4 BOLT
2 02961917 4 WASHER
3 02961914 1 PORTING FLANGE W/ BUSHING
4 * 2 SEAL
5 02961913 1 MOUNTING FLANGE W. BUSHING
6 02961920 1 PLUG
7 02961915 1 GEARHOUSING
8 * 4 SEAL END
10 02961916 1 GEAR SET
11 * 2 SQUARE SEAL
12 02961924 4 DOWEL PINS
13 02961925 - MAJOR SEAL KIT (ITEMS 4,8,9 & 11)
14 02962548 - MINOR SEAL KIT (ITEMS 4,8 & 11)
©2008 Alamo Group Inc. Parts Section -134
A-BOOM (04-04) SN 04837 - UP Rev 12-08

HYD PUMP PARTS (FRONT TANDEM) - PN 02961735
©2008 Alamo Group Inc. Parts Section -135
A-BOOM (04-04) SN 04837 - UP Rev 12-08

HYD PUMP PARTS (FRONT TANDEM) - PN 02961735
Continued...
ITEM PART NO. QTY. DESCRIPTION
02961735 1 PUMP ASY, TANDEM (FRONT MOUNTED)
1 * 1 SEAL (IN ITEM 18 & 19)
2 02961913 1 MOUNTING FLANGE W/ BUSHINGS
3 02961920 2 PLUG
4 * 4 SEAL END (IN ITEM 18 & 19)
5 02962187 1 GEAR SET ( FRONT SET)
6 02961924 8 DOWEL PIN
7 02961915 1 GEAR HOUSING (FRONT HOUSING)
8 * 4 SQUARE SEAL (IN ITEM 18 & 19)
9 02962185 1 BEARING CARRIER HOUSING W/BUSHINGS
10 02962188 1 GEAR SET (REAR SET)
11 02962216 1 CONNECTOR SHAFT (F/ CONNECTING GEAR SETS)
12 02962186 1 GEAR HOUSING (REAR HOUSING)
13 * 4 THRUST PLATE (IN ITEM 19 ONLY)
14 02962184 1 END FLANGE W/ BUSHING
15 02961917 4 WASHER
16 02962189 4 STUD
17 02962190 4 NUT
18 02962539 - MINOR SEAL KIT (ITEMS 1,4 & 8)
19 02962191 - MAJOR SEAL KIT (ITEMS 1,4,8 & 13)
©2008 Alamo Group Inc. Parts Section -136
A-BOOM (04-04) SN 04837 - UP Rev 12-08

HYD PUMP PARTS (REAR SINGLE 540 RPM) - PN 02964947
©2008 Alamo Group Inc. Parts Section -137
A-BOOM (04-04) SN 04837 - UP Rev 12-08

HYD PUMP PARTS (REAR SINGLE 540 RPM) - PN 02964947
Continued...
ITEM PART NO. QTY. DESCRIPTION
02964947 - PUMP ASY, REAR MOUNTED 540 PTO
1 02961918 4 BOLT
2 02961917 4 WASHER
3 02961914 1 PORTING FLANGE W/ BUSHING
4 * 2 SEAL (IN ITEM 13 & 14)
5 02961913 1 MOUNTING FLANGE W/ BUSHING
6 02961920 1 PLUG
7 02965092 1 GEAR HOUSING
8 * 4 SEAL END (IN ITEM 13 & 14)
9 * 2 THRUST PLATES (IN ITEM 13 ONLY)
10 02965091 1 GEAR SET
11 * 2 SQUARE SEAL (IN ITEM 13 & 14)
12 02961924 4 DOWEL PIN
13 02961925 - MAJOR REBULID SEAL KIT (ITEMS 4,8,9, & 11)
14 02962548 - MINOR REBUILD KIT (ITEMS 4.8 & 11)
©2008 Alamo Group Inc. Parts Section -138
A-BOOM (04-04) SN 04837 - UP Rev 12-08

HYD PUMP PARTS (REAR TANDEM 540 RPM) - PN 02964948
©2008 Alamo Group Inc. Parts Section -139
A-BOOM (04-04) SN 04837 - UP Rev 12-08

HYD PUMP PARTS (REAR TANDEM 540 RPM) - PN 02964948
Continued...
ITEM PART NO. QTY. DESCRIPTION
02964948 - PUMP ASY, REAR (540 PTO MNT)
1 * 1 SEAL (IN ITEM 18 & 19)
2 02961913 1 MOUNTING FLANGE W/BUSHINGS
3 02961920 2 PLUG
4 * 4 SEAL END (IN ITEM 18 & 19)
5 02965091 1 GEAR SET (FRONT GEARS)
6 02961924 8 DOWEL PIN
7 02965092 1 GEAR HOUSING (FRONT HOUSING)
8 * 4 SQUARE SEAL (IN ITEM 18 & 19)
9 02962185 1 BEARING CARRIER HOUSING W/ BUSHINGS
10 02962188 1 GEAR SET, (REAR GEARS)
11 02962216 1 CONNECTER SHAFT
12 02962186 1 GEAR HOUSING (REAR HOUSING)
13 * 4 THRUST PLATE (IN ITEM 19 ONLY)
14 02962184 1 END FLANGE W/ BUSHING
15 02961917 4 WASHER
16 02962189 4 STUD
17 02962190 4 NUT
18 02962539 1 MINER SEAL KIT (ITEM 1,4 & 8)
19 02962191 1 MAJOR SEAL KIT (ITEM 1,4,8 & 13)
©2008 Alamo Group Inc. Parts Section -140
A-BOOM (04-04) SN 04837 - UP Rev 12-08

HYD SCHEMATIC (17 FT) (PART 1)
©2008 Alamo Group Inc. Parts Section -141
A-BOOM (04-04) SN 04837 - UP Rev 12-08

HYD SCHEMATIC (17 FT) (PART 1)
Continued...
ITEM PART NO. QTY. DESCRIPTION
1 02827700 1 FLANGE KIT
2 02961000 1 FILTER ASY, W/ ELEMENT
02961001 1 FILTER ELEMENT ONLY
3 00751457 1 ELBOW
4 02962214 1 ELBOW, 90 DEG.
5 02962404 1 RETURN TUBE, STRAIGHT ADAPTER
6 02961825 2 ELBOW, 45 DEG.
7 02411000 2 HOSE BIB
8 02047200 10 ELBOW, 90 DEG.
9 02959199 1 HOSE, CONTROL VALVE TO DIPPER CYL.
10 02960807 3 ADAPTER, STRAIGHT
11 02960809 1 ADAPTER, STRAIGHT
12 02960953 1 TUBE, FRAME TO RETURN FILTER
13 02825900 1 ELBOW, 90 DEG.
14 02959200 1 HOSE, CONTROL VALVE TO DIPPER CYL.
15 02961003 1 ADAPTER, STRAIGHT
16 63042700 2 ADAPTER, STRAIGHT
18 02962249 8 ELBOW, 90 DEG.
19 02960018 8 ELBOW, 90 DEG.
21 02026200 2 HOSE CLAMP
22 02905100 1 HOSE, CONTROL VALVE TO LIFT CYL.
23 02960406 2 ELBOW, BULKHEAD
24 02961130 2 TUBE
25 02961520 1 HOSE, TUBE TO TUBE
26 00749101 2 FLANGE KIT, SPLIT
27 02962774 2 ADAPTER, MOTOR
02960411 1 ELBOW, 45 DEG. (F/ FLAIL AXE HEAD)
02960409 1 ELBOW, 90 DEG. (F/ FLAIL AXE HEAD)
02960407 2 ELBOW, 90 DEG. (F/ FLAIL HEAD)
28 02889300 1 ELBOW
29 02512800 1 HOSE, TANK TO PUMP
30 02961094 1 HOSE, PUMP TO CUTTER VALVE
31 02513000 1 HOSE, PUMP TO CONTROL VALVE
32 02906100 1 HOSE, CONTROL VALVE TO RETURN FILTER
33 02960986 1 TUBE, CUTTER VALVE RETURN TO FRAME 90?
34 02961054 2 HOSE, CUTTER VALVE TO BULKHEAD
35 02961070 1 TUBE, LIFT SECTION (LOWER)
36 02962023 1 HOSE, CONTROL VALVE TO TILT CYLINDER
37 02959198 1 HOSE, CONTROL VALVE TO TILT CYLINDER
39 02961072 1 TUBE, LIFT SECTION (UPPER)
40 02961057 2 HOSE, MOTOR TO BULKHEAD
©2008 Alamo Group Inc. Parts Section -142
A-BOOM (04-04) SN 04837 - UP Rev 12-08

HYD SCHEMATIC (17 FT) (PART 2)
©2008 Alamo Group Inc. Parts Section -143
A-BOOM (04-04) SN 04837 - UP Rev 12-08

HYD SCHEMATIC (17 FT) (PART 2)
Continued...
ITEM PART NO. QTY. DESCRIPTION
02961057 2 HOSE, MOTOR TO BULKHEAD (ROTARY HEAD)
02961074 2 HOSE, MOTOR TO BULKHEAD (FLAIL HEAD)
02961058 1 HOSE, MOTOR TO BULKHEAD (FLAIL AXE HEAD)
02961059 1 HOSE, MOTOR TO BULKHEAD (FLAIL AXE HEAD)
41 02839000 2 HOSE, CONTROL VALVE TO SWING CYLINDER
42 02905000 1 HOSE, CONTROL VALVE TO LIFT CYLINDER
43 02960411 2 ELBOW, 45 DEG.
©2008 Alamo Group Inc. Parts Section -144
A-BOOM (04-04) SN 04837 - UP Rev 12-08

HYD SCHEMATIC (20-23 FT) (PART 1)
©2008 Alamo Group Inc. Parts Section -145
A-BOOM (04-04) SN 04837 - UP Rev 12-08

HYD SCHEMATIC (20-23 FT) (PART 1)
Continued...
ITEM PART NO. QTY. DESCRIPTION
1 02827700 1 FLANGE KIT
2 02960953 1 TUBE, FRAME TO RETURN FILTER
3 02960809 1 ADAPTER, STRAIGHT
4 02962214 1 ELBOW, 90 DEG.
5 02962404 1 RETURN TUBE STRAIGHT ADAPTER
6 02961825 1 ADAPTER
7 02411000 2 HOSE BIB
8 02047200 1 ELBOW, 90 DEG.
10 02960807 3 ADAPTER, STRAIGHT
11 02960988 1 TUBE, DIPPER (20 FT. MODEL)
02960988 1 TUBE, DIPPER (23 FT. MODEL)
12 00751457 1 ELBOW
13 02825900 1 ELBOW, 90 DEG.
14 02961000 1 FILTER ASY.
15 02961001 1 FILTER ELEMENT ONLY
16 63042700 2 ADAPTER, STRAIGHT
17 02960985 1 TUBE, LIFT SECTION (20 FT. MODEL)
02960983 1 TUBE, LIFT SECTION (23 FT. MODEL)
18 02962249 8 ELBOW, 90 DEG.
19 02960018 8 ELBOW, 90 DEG.
21 02026200 2 HOSE CLAMP
22 02957468 2 HOSE, CONTROL VALVE TO HOSE (20 FT. MODEL)
02957467 1 HOSE, CONTROL VALVE TO HOSE, (23 FT. MODEL)
23 02960406 2 ELBOW, BULKHEAD
24 02961003 1 ADAPTER, STRAIGHT
25 02905300 1 HOSE, CONTROL VALVE TO DIPPER CYL. (20 FT. MODELS)
02956911 1 HOSE, CONTROL VALVE TO DIPPER CYL. (23 FT. MODELS)
26 00749101 2 SPLIT FLANGE ADAPTER
27 02962774 2 ADAPTER
28 02889300 1 ELBOW
29 02512800 1 HOSE, RESERVOIR TANK TO PUMP
30 02961094 1 HOSE, PUMP TO CUTTER VALVE
31 02513000 1 HOSE, PUMP TO CONTROL VALVE
32 02906100 1 HOSE, CONTROL VALVE TO FRAME
33 02960986 1 TUBE, CUTTER VALVE RETURN TO FRAME 90?
34 02961054 4 HOSE, TUBE TO TUBE
35 02960984 1 TUBE, LIFT SECTION TOP, (20 FT. MODEL)
02960982 1 TUBE, LIFT SECTION TOP, (23 FT. MODEL)
36 02960987 1 TUBE, DIPPER REAR (20 FT. MODEL)
02960991 1 TUBE, DIPPER REAR (23 FT. MODEL)
37 02959067 1 HOSE, HOSE TO TILT CYL. (20 FT. MODEL)
©2008 Alamo Group Inc. Parts Section -146
A-BOOM (04-04) SN 04837 - UP Rev 12-08

HYD SCHEMATIC (20-23 FT) (PART 2)
©2008 Alamo Group Inc. Parts Section -147
A-BOOM (04-04) SN 04837 - UP Rev 12-08

HYD SCHEMATIC (20-23 FT) (PART 2)
Continued...
ITEM PART NO. QTY. DESCRIPTION
02959178 1 HOSE, HOSE TO TILT CYL, (23 FT. MODEL)
38 02959066 1 HOSE, HOSE TO TILT CYL. (20 FT. MODEL)
02959177 1 HOSE, HOSE TO TILT CYL. (23 FT. MODEL)
39 02839000 2 HOSE, MOTOR TO BULKHEAD
40 02961057 2 HOSE, CONTROL VALVE TO SWING CYL.
41 02905000 1 HOSE, CONTROL VALVE TO LIFT CYL.
42 02905100 1 HOSE, CONTROL VALVE TO LIFT CYL.
43 02905200 1 HOSE, CONTROL VALVE TO DIPPER CYL. (20 FT. MODEL)
02905300 1 HOSE, CONTROL VALVE TO DIPPER CYL. (23 FT. MODEL)
©2008 Alamo Group Inc. Parts Section -148
A-BOOM (04-04) SN 04837 - UP Rev 12-08

HYD SCHEMATIC W-PARTS (28 FT) (PART 1)
©2008 Alamo Group Inc. Parts Section -149
A-BOOM (04-04) SN 04837 - UP Rev 12-08

HYD SCHEMATIC W-PARTS (28 FT) (PART 1)
Continued...
ITEM PART NO. QTY. DESCRIPTION
1 02827700 1 FLANGE KIT
2 02960953 1 TUBE, FRAME TO RETURN FILTER
3 02960809 1 ADAPTER, STRAIGHT
4 02962214 1 ELBOW, 90 DEG.
5 02962404 1 RETURN TUBE STRAIGHT ADAPTER
6 02961825 1 ADAPTER
7 02411000 2 HOSE BIB
8 02047200 1 ELBOW, 90 DEG.
10 02957622 3 ADAPTER, STRAIGHT
12 00751475 1 ELBOW
13 02825900 1 ELBOW, 90 DEG.
14 02961000 1 FILTER ASY.
15 02961001 1 FILTER ELEMENT ONLY
16 63042700 2 ADAPTER, STRAIGHT
17 02960983 1 TUBE, LIFT SECTION BOTTOM
18 02962249 10 ELBOW, 90 DEG.
19 02960018 8 ELBOW, 90 DEG.
21 02026200 2 HOSE CLAMP
22 02965360 2 HOSE, CONTROL VALVE TO HOSE
24 02961003 1 ADAPTER, STRAIGHT
25 02962023 1 HOSE, CONTROL VALVE TO DIPPER CYL. - DEAD END
26 00749103 2 SPLIT FLANGE KIT
27 02705100 2 ADAPTER
28 02889300 1 ELBOW
29 02512800 1 HOSE, RESERVOIR TANK TO PUMP
30 02961094 1 HOSE, PUMP TO CUTTER VALVE
31 02513000 1 HOSE, PUMP TO CONTROL VALVE
32 02906100 1 HOSE, CONTROL VALVE TO FRAME
33 02960986 1 TUBE, CUTTER VALVE RETURN TO FRAME 90?
34 02965359 2 HOSE, TUBE TO TUBE 98" LONG
35 02960982 1 TUBE, LIFT SECTION
36 02965363 2 HOSE, 100" LONG
37 02965361 2 HOSE, HOSE TO EXT CYL. 100" LONG
38 02961054 2 HOSE, TUBE TO CUTTER VALVE
39 02966481 1 HYDRAULIC TUBING, BACK
40 02958647 2 HOSE, MOTOR TO BULKHEAD
41 02839000 2 HOSE, CONTROL VALVE TO SWING CYL.
42 02905000 1 HOSE, CONTROL VALVE TO LIFT CYL.
43 02905100 1 HOSE, CONTROL
44 02215700 1 HOSE, CONTROL VALVE TO DIPPER CYL, ROD END
46 02962249 2 ELBOW, 90 DEG.
©2008 Alamo Group Inc. Parts Section -150
A-BOOM (04-04) SN 04837 - UP Rev 12-08

HYD SCHEMATIC W-PARTS (28 FT) (PART 2)
©2008 Alamo Group Inc. Parts Section -151
A-BOOM (04-04) SN 04837 - UP Rev 12-08

HYD SCHEMATIC W-PARTS (28 FT) (PART 2)
Continued...
ITEM PART NO. QTY. DESCRIPTION
48 02966680 1 HYDRAULIC TUBING, FRONT
49 02955364 1 HOSE, TUBING TO TILT CYL, DEAD END
50 02965365 1 HOSE, TUBING TO TILT CYL, ROD END
51 02966482 2 TUBE, TUBING TO TILT CYL.
52 02966483 4 CLAMP
©2008 Alamo Group Inc. Parts Section -152
A-BOOM (04-04) SN 04837 - UP Rev 12-08

HYD VALVE BANK (28 FT) - PN 02957610
©2008 Alamo Group Inc. Parts Section -153
A-BOOM (04-04) SN 04837 - UP Rev 12-08

HYD VALVE BANK (28 FT) - PN 02957610
Continued...
ITEM PART NO. QTY. DESCRIPTION
02957610 - VALVE BANK ASY. 5 SPOOL W/ FITTINGS
1 63042700 2 ADAPTER
2 02962249 8 ELBOW
3 001654 2 ELBOW
4 02750100 3 DETENT KIT, STANDARD
5 02962303 1 VALVE SECTION, INLET COVER
6 02962300 1 VALVE SECTION, SWING
7 02962028 1 VALVE SECTION, LIFT
8 02962301 1 VALVE SECTION, DIPPER
9 02962301 1 VALVE SECTION, EXTENSION
10 02962302 1 VALVE SECTION, TILT
11 02046700 1 VALVE SECTION, OUTLET COVER
13 02049600 - HANDLE LINKAGE BRACKET REPAIR KIT
14 00021800 3 NUT
15 00011700 3 LOCKWASHER
16 02044900 3 BOLT
17 02612200 3 TIE ROD
18 02031800 6 NUT
19 00545500 - O-RING KIT (SEE NOTE BELOW)
20 02958734 2 DETENT KIT, FLOAT (W/ ITEM 27)
21 02728200 - RELIEF CARTRIDGE (875 PSI)
22 02962778 - RELIEF CARTRIDGE (2500 PSI)
23 02785300 - MAIN RELIEF SEAL KIT
24 -------------- - RELIEF CARTRIDGE (1750 PSI) (NOT AVAILABLE)
25 02957172 - LOAD CHECK PLUG ASY. (2000 PSI)
26 02957191 - MAIN RELIEF (2000 PSI)
02286600 - MAIN RELIEF SPRING (2500 PSI)
27 02962596 - DETENT CAP ONLY
28 02957194 - RELIEF CARTRIDGE (2000 PSI)
02962403 - RESTRICTOR ASY (NOT SHOWN)
02965115 - SEAL KIT, F/ RELIEF CARTRIDGES
29 02962403 5 ONE WAY RESTRICTOR
30 02979124 1 VAVLE ASY, 5 SECTION W/O FITTINGS
©2008 Alamo Group Inc. Parts Section -154
A-BOOM (04-04) SN 04837 - UP Rev 12-08

HYD VALVE BANK COVER
©2008 Alamo Group Inc. Parts Section -155
A-BOOM (04-04) SN 04837 - UP Rev 12-08

HYD VALVE BANK COVER
Continued...
ITEM PART NO. QTY. DESCRIPTION
1 02964681 1 VALVE BANK COVER, F/ 4 HANDLE VALVE
02964682 1 VALVE BANK COVER, F/ 5 HANDLE VALVE
2 02964685 2 TUBE SPACER, F/ VALVE COVER
3 00750940 2 LOCKNUT
4 02964686 2 BOLT
5 02964683 1 DECAL, VALVE OPERATION OF 4 HANDLE VALVE
02964684 1 DECAL, VALVE OPERATION OF 5 HANDLE VALVE
©2008 Alamo Group Inc. Parts Section -156
A-BOOM (04-04) SN 04837 - UP Rev 12-08

HYD VALVE BANK W- FITTINGS - PN 02962298
ITEM PART NO. QTY. DESCRIPTION
1 63042700 2 ADAPTER
2 02962249 8 ADAPTER
3 02750100 2 DETENT KIT (STANDARD)
4 02962303 1 VALVE SECTION, INLET COVER
5 02962300 1 VALVE SECTION, SWING
6 02962028 1 VALVE SECTION, LIFT
7 02962301 1 VALVE SECTION, DIPPER
8 02962302 1 VALVE SECTION, TILT
9 02046700 1 VALVE SECTION, OUTLET COVER
11 02049600 - HANDLE LINKAGE REPAIR KIT
12 00021800 3 NUT
13 00011700 3 LOCKWASHER
14 02014900 3 BOLT
16 02698200 3 TIE ROD
17 00013901 6 NUT
18 00545500 4 O-RING KIT
19 02958734 2 DETENT KIT, FLOAT, (INCLUDES ITEM 26)
20 02728200 - RELIEF CARTRIDGE, (SET AT 875 PSI)
22 02785300 - MAIN RELIEF VALVE SEAL KIT
23 02956999 - RELIEF CARTRIDGE, (SET AT 1500 PSI)
24 02957172 - LOAD CHECK PLUG ASY, (SET AT 2000 PSI)
25 02957191 - MAIN RELIEF, (SET AT 2500 PSI)
©2008 Alamo Group Inc. Parts Section -157
A-BOOM (04-04) SN 04837 - UP Rev 12-08

HYD VALVE BANK W- FITTINGS - PN 02962298
Continued...
ITEM PART NO. QTY. DESCRIPTION
26 02962596 - DETENT CAP ONLY
27 02957194 - RELIEF CARTRIDGE, (SET AT 2000 PSI)
02962403 - RESTRICTOR ASY (NOT SHOWN)
02965115 - SEAL KIT FOR RELIEF CARTRIDGES
28 02962403 5 ONE WAY RESTRICTOR
29 02962778 - RELIEF CARTRIDGE, (SET AT 2500 PSI)
©2008 Alamo Group Inc. Parts Section -158
A-BOOM (04-04) SN 04837 - UP Rev 12-08

HYD VALVE REMOTE CONTROL CABLES & MOUNT
©2008 Alamo Group Inc. Parts Section -159
A-BOOM (04-04) SN 04837 - UP Rev 12-08

HYD VALVE REMOTE CONTROL CABLES & MOUNT
Continued...
ITEM PART NO. QTY. DESCRIPTION
1 02971188 1 BRACKET, ARM REST MOUNT
2 02971189 1 PLATE, CONTROL STICK EXTENSION
3 02971190 1 BRACKET, PIVOT MOUNT
4 02971191 1 SWITCH MOUNT WLD`MT
5 02971243 - CONTROL, ASY, SINGLE AXIS
6 02971260 1 ARM REST ASY
7 02965619 3 BOLT, USE W/ 4 REMOTE HANDLES
02971272 3 BOLT, USE W. 5 REMOTE HANDLE
8 00023500 10 FLATWASHER
9 00035900 2 BOLT
10 10119000 2 BOLT
11 00011400 2 BOLT
12 00011100 2 FLATWASHER
13 00059900 2 BOLT
14 00015800 4 LOCKNUT
15 00750940 7 LOCKNUT
16 02964028 1 SWITCH, PUSH PULL
17 02964063 1 KNOB, SWITCH
18 02961489 1 PIVOT PLATE WLD`MT
19 02962748 1 DECAL, ON-OFF SWITCH CUTTER VALVE
20 02958203 1 WIRE HARNESS KIT, SOLENOID
©2008 Alamo Group Inc. Parts Section -160
A-BOOM (04-04) SN 04837 - UP Rev 12-08

HYD VALVE SEGMENT - FLOAT
ITEM PART NO. QTY. DESCRIPTION
1 02958734 1 POSITIONER, FLOAT
2 -------------- 2 SEE VALVE BANK FOR PART NO.
3 02965115 - SEAL KIT, F/ RELIEF CARTRIDGE
4 00545500 - O-RING KIT
5 02962529 - WASHER & O-RING
6 -------------- - O-RING, (IN ITEM 4)
7 -------------- - O-RING, (IN ITEM 4)
©2008 Alamo Group Inc. Parts Section -161
A-BOOM (04-04) SN 04837 - UP Rev 12-08

HYD VALVE SEGMENT - NON-FLOAT
ITEM PART NO. QTY. DESCRIPTION
1 02750100 1 POSITIONER, NON -FLOAT
2 -------------- 2 SEE VALVE BANK F/ PART NO.
3 02965115 - SEAL KIT F/ RELIEF CARTRIDGE
4 00545500 - O-RING KIT
5 02962529 - WASHER & O-RINGS
©2008 Alamo Group Inc. Parts Section -162
A-BOOM (04-04) SN 04837 - UP Rev 12-08

HYDRO FLOAT OPTION
ITEM PART NO. QTY. DESCRIPTION
1 02823600 1 HOSE, 28" LG
2 02045200 2 ADAPTER, ELBOW
3 02905000 - HOSE, 80" LG
4 02959853 1 VALVE, NEEDLE VALVE
5 02959884 2 ADAPTER, STRAIGH
6 02959883 1 ADAPTER, TEE
7 02966906 1 ACCUMULATOR, 60 CU. IN.
8 00717800 1 REDUCER
9 02905100 - HOSE, 114" LG
10 02960450 1 CLAMP
11 02966903 1 ANGLE
12 02963642 1 PLATE, VALVE OPERATION
©2008 Alamo Group Inc. Parts Section -163
A-BOOM (04-04) SN 04837 - UP Rev 12-08

THIS PAGE INTENTIONAL LEFT BLANK
©2008 Alamo Group Inc. Parts Section -164
A-BOOM (04-04) SN 04837 - UP Rev 12-08

JOYSTICK CONSOLE ASY
©2008 Alamo Group Inc. Parts Section -165
A-BOOM (04-04) SN 04837 - UP Rev 12-08

JOYSTICK CONSOLE ASY
Continued...
ITEM PART NO. QTY. DESCRIPTION
02987829 1 JOYSTICK ASSEMBLY W/ COMPONENTS
1 02981020 1 LED RED 12VDC
2 02981021 1 DECAL JOYSTICK OPERATION CNSLE
3 02981022 2 SWITCH MOMNTRY PUSHBUTTON RED
3A 02983472 2 PUSH BOTTOM CAP RED
4 02981023 2 SWITCH MOMNTRY PUSHBUTTON BLK
4A 02983473 2 BOTTON COVER BLACK
5 02981024 1 SOCKET RELAY
6 02981025 1 RELAY SPDT 12VDC 20A
7 02981026 1 CIRCUIT BREAKER 10A PANEL MNT
8 02981027 1 BOOT CIRCUIT BREAKER COVER
9 02977642 1 CONNECTOR RECEPTACLE
9A 02977645 17 PIN, 16-18 AWG
9B 02977646 4 PIN, 12AWG
10 02977643 1 NUT, PANEL - 24 SHELL SIZE
11 02981028 1 SWITCH PUSH PULL
12 02981029 1 JOYSTICK ASSEMBLY
13 02981031 1 HANDLE ASSEMBLY
14 02981032 1 DECAL SWITCH OPERATION HANDLE
15 02981033 1 ASSEMBLY PUSHBUTTON FACE PLATE
16 02981030 1 SWITCH MOMENTARY PUSHBUTTON
17 02977644 1 LOCKWASHER - 24 SHELL SIZE
18 02977043 1 SWITCH ROCKER DPDT W/GREEN LED
19 02983475 1 POTENTIOMETER - SWING
20 02983476 2 POTENTIOMETER - LIFT & DIPPER
21 02983477 8 MACHINE SCREW #10-32 5/8 LG.
22 02983478 8 WASHER #10 NYLON
23 02963584 1 LOCKNUT 8-32 PL
02987905 1 TRIGGER SWITCH
- 1 -
©2008 Alamo Group Inc. Parts Section -166
A-BOOM (04-04) SN 04837 - UP Rev 12-08

KING POST ATTACHMENT (W-PLAIN BUSHINGS)
ITEM PART NO. QTY. DESCRIPTION
1 02965545 1 KING PIN W/ BUSHING
2 02965555 1 TURNING ARM WLDMNT, FRONT TURNING BOOM W/ BUSHING
02965556 1 TURNING ARM WLDMNT, REAR TURNING BOOM W/ BUSHING
3 02965536 1 BUSHING, STEEL
4 02966767 1 TURNING ARM PIN, USE W/ TEFLON BUSHING
5 02957008 2 BEARING ASY. CUP & CONE
6 02956882 1 RING, BOTTOM BEARING SEAL
7 02956941 1 RING, TOP BEARING SEAL
8 02956818 1 BEARING SUPPORT COLLAR
9 02956836 1 SEAL
10 02956837 1 SEAL
11 02956838 1 LOCKWASHER
12 02956839 1 NUT
13 00606000 1 PIN
14 00752176 1 GREASE FITTING
15 02959225 1 BUSHING
16 02965548 1 BEARING, TEFLON IMPREGNATED
©2008 Alamo Group Inc. Parts Section -167
A-BOOM (04-04) SN 04837 - UP Rev 12-08

THIS PAGE INTENTIONAL LEFT BLANK
©2008 Alamo Group Inc. Parts Section -168
A-BOOM (04-04) SN 04837 - UP Rev 12-08

KING POST ATTACHMENT (W-SERRATED BUSHINGS)
ITEM PART NO. QTY. DESCRIPTION
1 02956821 1 KING PIN W/ BUSHINGS
2 02967171 1 TURNING ARM WLDMNT, REAR W/ TEFLON BUSHINGS
02967397 1 TURNING ARM WLDMNT, FRONT W/ TEFLON BUSHINGS
02956830 - TURNING ARM WLDMNT, REAR W/ STEEL BUSHINGS
02956831 - TURNING ARM WLDMNT W / STEEL BUSHINGS
3 02958345 1 BUSHING, STEEL SERRATED
4 02966767 1 TURNING ARM PIN, CHROME (USE W. TEFLON BUSHINGS
02960458 - TURNING ARM PIN, GREASABLE (USE W/ STEEL BUSHINGS
5 02957008 2 BEARING ASY, CUP & CONE
6 02956882 1 RING, BOTTOM BRG. SEAL
7 02956941 1 RING, TOP BRG. SEAL
8 02956818 1 BEARING SUPPORT COLLAR
9 02956836 1 SEAL
10 02956837 1 SEAL
11 02956838 1 LOCKWASHER
12 02956839 1 NUT
13 00606000 1 COTTER PIN
14 00752176 1 GREASE FITTING
15 02965548 1 BUSHING, TEFLON, 1-1/4" OD
02957501 - BUSHING, STEEL SERRATED, 1-3/8" OD
16 02959225 1 BUSHING
©2008 Alamo Group Inc. Parts Section -169
A-BOOM (04-04) SN 04837 - UP Rev 12-08

KING POST ATTACHMENT (W-SERRATED BUSHINGS)
Continued...
ITEM PART NO. QTY. DESCRIPTION
17 02965538 1 MAIN PIN WLDMNT, USE W/TEFLON BUSHINGS
02967491 - MAIN PIN WLDMNT, USE W/STEEL BUSHINGS
©2008 Alamo Group Inc. Parts Section -170
A-BOOM (04-04) SN 04837 - UP Rev 12-08

MAIN FRAME ASY (03-06 & DOWN) (PART 1)
©2008 Alamo Group Inc. Parts Section -171
A-BOOM (04-04) SN 04837 - UP Rev 12-08

MAIN FRAME ASY (03-06 & DOWN) (PART 1)
Continued...
ITEM PART NO. QTY. DESCRIPTION
1 02411000 1 HOSE BIB
2 02047200 2 ADP HYD ELBOW
3 02209500 1 FILLER TUBE ASY.
4 02961000 1 FILTER ASY. W/ ELEMENT
02961001 1 FILTER ELEMENT
5 00007000 4 BOLT
6 02962963 1 FILTER INDICATOR DIAL
7 02962594 1 MOUNTING FRAME
8 02822500 2 WASHER
9 02930100 1 CYLINDER PIN
10 00606000 2 COTTER PIN
11 02961778 1 CYLINDER ASY. SWING CYL.
12 02960986 1 RETURN LINE, 2 WD TRACTORS
02972016 1 RETURN LINE, 4 WD TRACTORS
13 02889300 1 ELBOW
14 02825900 1 ELBOW
15 02014200 2 BOLT
16 02821400 1 MOUNT STRAP
17 02962374 3 PIN
18 00751179 6 COILED PIN
19 02960809 1 ADAPTER
20 00015800 2 LOCKNUT
21 00011100 2 FLATWASHER
22 10204000 2 BOLT
23 02961090 1 CUTTER VALVE ASY.
24 02962864 4 WASHER, SEALING
25 00015800 4 LOCKNUT
26 02962777 2 BOLT, ALLEN HEAD
27 00037200 2 LOCKNUT
28 02910500 1 NIPPLE
29 02047400 1 FILTER, SUCTION
30 02049700 1 SIGHT GAUGE, OIL LEVEL
31 02960953 1 RETURN LINE
32 02962404 1 ADAPTER
33 00751457 1 ELBOW
34 02044900 3 BOLT
35 02962298 1 CONTROL VALVE ASY.
36 02958331 1 MOUNTING PLATE
02964028 1 PUSH-PULL SWITCH (NOT SHOWN)
37 00011700 3 LOCKWASHER
38 00750940 3 NUT
©2008 Alamo Group Inc. Parts Section -172
A-BOOM (04-04) SN 04837 - UP Rev 12-08

MAIN FRAME ASY (03-06 & DOWN) (PART 2)
©2008 Alamo Group Inc. Parts Section -173
A-BOOM (04-04) SN 04837 - UP Rev 12-08

MAIN FRAME ASY (03-06 & DOWN) (PART 2)
Continued...
ITEM PART NO. QTY. DESCRIPTION
39 00001800 2 LOCKNUT
40 00002700 2 FLATWASHER
41 02963659 1 PLUG,1 MAGNETIC
42 00023500 5 FLATWASHER,5/16,TYPE AW,ZP
43 00011700 5 LOCKWASHER 5/16 PL STD
44 00025900 5 BOLT
45 02962387 1 COVER-CWT
46 02962390 1 WLDMT-CWT 20A/B
47 02962389 1 WLDMT-TANK
52 02963662 1 GASKET,FILTER ASY,FIBER
53 02966305 1 DECAL,UNIVERSAL TRACTOR
54 02959746 1 SWING STOP
02963037 1 STOP, FRONT SWING BOOM
55 02788400 2 HEXB 1/2 NC 2-1/2PL5
56 00001800 2 LOCKNUT TLM 1/2 NC PLB
59 02959890 2 BSH CONX 1-1/4X1X 5/8
60 00011001 4 FLATWASHER
61 02977385 1 CANISTER BRACKET
©2008 Alamo Group Inc. Parts Section -174
A-BOOM (04-04) SN 04837 - UP Rev 12-08

MAIN FRAME ASY (04-06 & UP) (PART 1)
©2008 Alamo Group Inc. Parts Section -175
A-BOOM (04-04) SN 04837 - UP Rev 12-08

MAIN FRAME ASY (04-06 & UP) (PART 1)
Continued...
ITEM PART NO. QTY. DESCRIPTION
1 02411000 1 HOSE BIB - #24HOSE - #24MP
2 02047200 1 HYD, ELBOW ADAPTER
3 02980215 1 BREATHER CAP, W/ RING
4 02961000 1 FILTER ASY
5 000645 4 BOLT, HEX HEAD - 3/8"- NC X 7/8" PL GR5
6 02962594 1 MOUNTING FRAME WLD`MT
7 02822500 2 FLATWASHER, 1"- PL STD
8 02930100 1 PIN
9 00606000 2 COTTER PIN - 3/16" X 2"
10 02961778 1 SWING CYLINDER ASY
11 02960986 1 RETURN LINE, W/ 90 DEG - 2 WD
02972016 1 RETURN LINE, W/ 90 DEG - 4 WD
12 02889300 1 HYD, ELBOW ADAPTER
13 02825900 1 HYD, ELBOW ADAPTER
14 02014200 1 BOLT, HEX HEAD - 1/2"- NC X 6" PL GR5
15 02821400 1 VALVE MOUNT STRAP
16 02962374 3 PIN, 3/4" X 11-1/8"
17 00751179 6 COILED PIN, 3/16" X 1-1/4"
18 02960809 1 HYD, STGHT ADAPTER
19 00015800 2 LOCKNUT, 3/8"- NC X PLB
20 00011100 2 FLATWASHER, 3/8"- PL STD
21 10204000 2 BOLT, HEX HEAD, 3/8"- NC X 4" PL GR5
22 02961090 1 CUTTER VALVE ASY
23 02208500 1 SUCTION PIPE WLD`MT
24 02963661 1 SUCTION PLATE GASKET
25 02981400 1 O-RING, CLEANOUT SEAL
26 02981413 1 CLEANOUT COVER WLD`MT
27 00012101 14 LOCKWASHER, 3/8"- PL HVY
28 00002000 10 BOLT, HEX HEAD - 3/8"-16" X 3/4" GR5
29 02963659 1 MAGNETIC PLUG, 1"
30 02208400 1 HYD, ELBOW ADAPTER
31 02047400 1 SUCTION LINE - FILTER
32 02049700 1 SIGHT GAUGE, 16MP
33 02982536 1 TANK WLD`MT - DIM "A" - 16-3/8"
02982542 1 TANK WLD`MT - DIM "A" - 19"
34 02962390 1 COUNTER WEIGHT
35 02962387 1 COUNTER WEIGHT COVER
36 00035900 5 FLATWASHER, 5/16"
37 00011700 5 LOCKWASHER, 5/16"- PL STD
38 00035900 5 BOLT, HEX HD 5/16-NC X 3/4 GR5
39 00001800 2 LOCKNUT, 1/2"- NC PLB
©2008 Alamo Group Inc. Parts Section -176
A-BOOM (04-04) SN 04837 - UP Rev 12-08

MAIN FRAME ASY (04-06 & UP) (PART 2)
©2008 Alamo Group Inc. Parts Section -177
A-BOOM (04-04) SN 04837 - UP Rev 12-08

MAIN FRAME ASY (04-06 & UP) (PART 2)
Continued...
ITEM PART NO. QTY. DESCRIPTION
40 00002700 6 FLATWASHER, 1/2"- PL STD
41 02044900 3 BOLT, HEX HEAD - 5/16"- NC X 2-3/4" PL GR5
42 02962298 1 VALVE ASY
43 02958331 1 VALVE MOUNT WLD`MT
02964028 1 PUSH PULL SWITCH
44 00750940 3 LOCKNUT, 5/16"- NC PLB
45 00001300 4 LOCKWASHER, 1/2"- PL STD
46 02030700 4 BOLT,HEX HEAD - 1/2"- 13UNC X 1-1/4" PL GR5
47 00751457 1 PIPE ELBOW, 90 DEGREE 20MP-20FP
48 02962404 1 HYD STGHT ADAPTER, 20MP - 20BT
49 02960953 1 RETURN TUBE - TO FILTER
50 02962777 2 BOLT, SOCKET HEAD - 3/4"- NC X 11" PL GR8
51 00037200 2 LOCKNUT, 3/4"- NC PLC
©2008 Alamo Group Inc. Parts Section -178
A-BOOM (04-04) SN 04837 - UP Rev 12-08

MOUNTING COMPONENTS - COMMON PARTS BOX (OPTION)
©2008 Alamo Group Inc. Parts Section -179
A-BOOM (04-04) SN 04837 - UP Rev 12-08

MOUNTING COMPONENTS - COMMON PARTS BOX (OPTION)
Continued...
ITEM PART NO. QTY. DESCRIPTION
3 00037200 13 LOCKNUT
10 02957039 8 BOLT
11 02918600 4 BOLT
13 02966639 8 BAR, MOUNT STRAP
14 02966641 2 BAR MOUNT ANGLE
16 02987829 1 JOYSTICK CONSOLE ASY
17 02971381 1 WIRE HARNESS
17A 02972115 1 ADAPTER, WIRE HARNESS
18 02974389 1 ASSEMBLY JOYSTICK ARM REST
19 00011400 2 BOLT
20 00011100 2 FLATWASHER
21 00015800 4 LOCKNUT
00023500 10 FLATWASHER
22 02961489 1 PIVOT PLATE WLDMNT
23 00059900 2 BOLT
02970236 1 PLATE, CONSOLE
02975806 1 DRAWING, HOSE CONNECTIONS
02976857 1 INSERT SHEETS, ELECTRO HYD. CONVERSION
02976858 1 DECAL, HOSE CONNECTION
000859 2 PLASTIC TIE
00748000 1 LOCKWASHER, HEAVY
00752405 1 BOLT
00763977 1 DECAL, NOTICE TO OWNER
02753400 3 PLASTIC TIE, 15" LONG
02775500 10 PLASTIC TIE, 21" LONG
02924700A 1 ASSEMBLY A-BOOM OPERATOR &
02958206 1 QUICK SPLICE, 18 - 14 TO 18 - 14 GA.
02959010 1 PAMPHLET SAFETY MOUNTING
02961001 1 FILTER ELEMENT
02961290 1 BOOM STOP
02963524 1 DECAL, ATTENTION - BOOM SWINGING
02964677 1 DECAL, BOOM REST
02965093 1 DECAL, PROPER ENGINE OPERATING
02965262 1 DECAL, WARNING HOSE BURST
02966990L 1 CONTENTS LIST
02967827 1 DECAL, MULTI HAZARD
02974920 1 INSTRUCTION DRAWING BOOKLET, A-BOOM
63096300 1 PAINT, SPRAY CAN YELLOW
63118700 5 PLASTIC TIE, 7" LONG
02924700T 1 MANUAL, TECHNICAL SERVICE, A-BOOM
©2008 Alamo Group Inc. Parts Section -180
A-BOOM (04-04) SN 04837 - UP Rev 12-08

SICKLE BAR & BASKET ASY (28 FT BOOM)
©2008 Alamo Group Inc. Parts Section -181
A-BOOM (04-04) SN 04837 - UP Rev 12-08

SICKLE BAR & BASKET ASY (28 FT BOOM)
Continued...
ITEM PART NO. QTY. DESCRIPTION
02971523 - MOWER, ASY, SICKLE BAR W/ BASKET ASY. F/ 28` BOOM
1 00003500 1 GREASE FITTING
2 00010300 4 LOCKWASHER
3 02972064 1 ADAPTER HYD, ELBOW
4 10074000 1 BOLT
5 12666000 10 CARRIAGE BOLT
6 02957622 1 ADAPTER HYD, STRAIGHT
7 00750053 1 FLOW DIVIDER VALVE - (AB- S/N 05999 & DOWN)
00750053A 1 VALVE ASY - (AB -S/N 06000 & UP)
8 02959924 3 LOCKNUT
9 00752658 4 BOLT
10 02030300 1 LOCKNUT
12 02825900 1 ADAPTER HYD, ELBOW
13 02959154 1 ADAPTER HYD, ELBOW
14 02956972 1 BOLT
15 02959408 1 ADAPTER HYD, ELBOW
16 02961853 1 HOSE
17 02965464 1 CORDURA SLEEVING, 78" LG
18 02966846 1 BASE ASSEMBLY
19 02971516 1 SICKLE BAR BASKET WLD`MT
20 02982170 1 VALVE MOUNT BRACKET
21 10070000 2 BOLT
22 02957941 10 LOCKNUT
23 001779 2 HOSE
24 00750823 1 ADAPTER HYD, ELBOW
25 02890700 1 HOSE
26 00761027 2 SPACER, 1-1/4" LG (NOT SHOWN)
27 701316R 1 SPACER, 1/2" LG (NOT SHOWN)
©2008 Alamo Group Inc. Parts Section -182
A-BOOM (04-04) SN 04837 - UP Rev 12-08

SICKLE BAR - BASIC DRIVE (PARTS) - PN 0666200
ITEM PART NO. QTY. DESCRIPTION
0666200 - BASIC DRIVE UNIT
1 0445000 1 DRIVE HOUSING
2 * - CRANKSHAFT (ONLY AVAIL IN ITEM 24)
3 0445100 1 COVER
4 * - WOBBLE BOX (ONLY AVAIL IN ITEM 24)
5 0445700 1 WOBBLE SHAFT
6 0448100 1 CAP
7 0588700 1 BEARING, DRIVE UNIT
8 044580B 2 BEARING CUP
9 0445300 1 BEARING
10 * - BEARING (ONLY AVAIL IN ITEM 24)
11 0446200 2 RETAINING RING
12 0445500 1 RETAINING RING
13 * - RETAINING RING (ONLY AVAIL IN ITEM 24)
14 0445600 1 SHIM
15 0445900 1 BEARING ADJ WASHER
©2008 Alamo Group Inc. Parts Section -183
A-BOOM (04-04) SN 04837 - UP Rev 12-08

SICKLE BAR - BASIC DRIVE (PARTS) - PN 0666200
Continued...
ITEM PART NO. QTY. DESCRIPTION
16 0448700 1 OIL SEAL
17 0447000 1 GASKET
18 10119000 6 BOLT
19 * - SCREW (ONLY AVAIL IN ITEM 24)
20 000253 1 NUT, SLOTTED
21 * - LOCKNUT (ONLY AVAIL IN ITEM 24)
22 00011700 6 LOCKWASHER
23 0012300 1 GREASE FITTING, STRAIGHT
24 0676200 1 CRANKSHAFT / WOBBLE BOX ASY, FIELD REPAIR ASY. (INCLUDES ITEMS 2,4,10,19 & 21
©2008 Alamo Group Inc. Parts Section -184
A-BOOM (04-04) SN 04837 - UP Rev 12-08

SICKLE BAR - CUTTER BAR ASY
©2008 Alamo Group Inc. Parts Section -185
A-BOOM (04-04) SN 04837 - UP Rev 12-08

SICKLE BAR - CUTTER BAR ASY
Continued...
ITEM PART NO. QTY. DESCRIPTION
0583500 - 5 FT. CUTTER BAR ASY, W/ KNIVES
0582500 - 5 FT. CUTTER BAR ASY, W/O KNIVES
1 0449300 1 INNER SHOE, RH
2 0448900 1 INNER SHOE SOLE
3 0580500 1 5 FT. CUTTER BAR
4 0532600 4 PLATE
5 0571900 1 WEAR PLATE
6 0593800 1 INNER ROCK GUARD, RH
7 0593700 18 CENTER ROCK GUARD
8 0593600 1 OUTER ROCK GUARD
9 0012700 1 KNIFE CLIP HIGH
10 0188700 4 KNIFE CLIP
11 0570900 1 OUTER SHOE ASY.
12 0123800 1 OUTER SHOE SOLE
02966847 1 SICKLE BAR BASKET WLDMNT
13 0044700 1 INNER SHOE GUARD ROD
14 000516 1 CARRIAGE BOLT
15 02886900 1 CARRIAGE BOLT
16 0129000 1 CARRIAGE BOLT
17 12666000 1 CARRIAGE BOLT
18 0571800 10 PLOW BOLT
19 0046400 10 PLOW BOLT
20 00019600 3 LOCKWASHER, HEAVY
21 00022200 2 LOCKWASHER
22 00001200 3 NUT
23 00999316 22 NUT
24 00002700 1 FLATWASHER
©2008 Alamo Group Inc. Parts Section -186
A-BOOM (04-04) SN 04837 - UP Rev 12-08

SICKLE BAR - HEAD ASY - PN 02962179
ITEM PART NO. QTY. DESCRIPTION
02962179 - SICKLE BAR ASY, F/ A-BOOM
1 0583500 1 CUTTER BAR ASY, W/KNIFE
2 00750053 1 VALVE - (AB- S/N 05999 & DOWN)
00750053A 1 VALVE ASY - (AB-S/N 06000 & UP)
3 10058000 2 BOLT
4 00024000 2 NUT
5 00017000 2 LOCKWASHER
6 02825900 2 ADAPTER, ELBOW
7 00750823 2 ADAPTER ELBOW, 45 DEG
©2008 Alamo Group Inc. Parts Section -187
A-BOOM (04-04) SN 04837 - UP Rev 12-08

SICKLE BAR - HEAD ASY - PN 02962179
Continued...
ITEM PART NO. QTY. DESCRIPTION
8 02158800 1 HOSE, 17" LG
9 00752658 8 BOLT
10 00010300 8 LOCKWASHER
11 02956851 1 ADAPTER, ELBOW 90 DEG.
12 02959408 1 ADAPTER, ELBOW 90 DEG.
13 02761100 1 ADAPTER, ELBOW
14 00749070 2 ADAPTER, STRAIGHT
15 02959372 1 HOSE, 21" LG
16 02958922 1 HITCH POST ASY, 4-BAR SICKLE (INCLUDES FOLLOWING 3 ITEMS)
02958933 1 HITCH POST WLDMNT, 4/BAR
00003500 1 GREASE FITTING
02958424 1 BUSHING
17 02957222 2 HOSE, 54" LG
©2008 Alamo Group Inc. Parts Section -188
A-BOOM (04-04) SN 04837 - UP Rev 12-08

SICKLE BAR - HYD DRIVE ASY - PN 0666100
ITEM PART NO. QTY. DESCRIPTION
0666100 - HYDRAULIC DRIVE UNIT ASY
1 0666200 1 BASIC DRIVE UNIT
2 0447300 1 MOTOR ASY 2.8 CID
3 0447500 1 FLYWHEEL (INCL. 20 & 21)
4 0447600 1 COVER PLATE
5 0447700 1 GASKET
6 0446400 1 DRIVE ARM
7 00750959 4 BOLT
8 0447100 4 BOLT
9 0447400 4 BOLT, SOCKET HEAD
10 00019600 5 LOCKWASHER
12 0564100 1 KEY
13 0446600 1 KNIFE DRIVE PIN
14 000088 1 GREASE FITTING
15 00695000 1 BOLT
16 02788400 1 BOLT
©2008 Alamo Group Inc. Parts Section -189
A-BOOM (04-04) SN 04837 - UP Rev 12-08

SICKLE BAR - HYD DRIVE ASY - PN 0666100
Continued...
ITEM PART NO. QTY. DESCRIPTION
17 00001200 1 NUT
18 02716500 1 LOCKNUT
20 044750B 1 SLEEVE
21 044750C 1 SNAP RING
22 000898 1 ADAPTER, SWIVEL
©2008 Alamo Group Inc. Parts Section -190
A-BOOM (04-04) SN 04837 - UP Rev 12-08

SICKLE BAR - HYD MOTOR ASY - PN 0447300
ITEM PART NO. QTY. DESCRIPTION
0447300 - MOTOR ASY, 2.8 CID
1 0448400 1 SHAFT END COVER
2 0159900 4 BEARING & SLEEVE ASY.
3 0029000 1 O-RING SEAL
4 0028700 1 SHAFT BALL BEARING
5 0028800 1 BEARING RETAINER RING
6 0028900 1 BALL BEARING SHIELD
7 0038000 2 CHECK VALVE KIT
8 0038100 2 CHECK BALL RETAINER (USE ITEM 22 P/N 0038000)
9 0038200 2 CHECK VLAVE SEAT (USE ITEM 22 P/N 0038000)
10 0448800 1 GEAR HSG, CENTER SECTION
11 0163100 2 GASKET
©2008 Alamo Group Inc. Parts Section -191
A-BOOM (04-04) SN 04837 - UP Rev 12-08

SICKLE BAR - HYD MOTOR ASY - PN 0447300
Continued...
ITEM PART NO. QTY. DESCRIPTION
12 0029200 2 THRUST PLATE
13 0029300 1 GEAR KEY
14 0231800 1 DOUBLE LIP OIL SEAL
15 0448300 1 END COVER W/PORTS
16 0029700 2 POCKET SEAL .103 DIA X 3-1/4LG (MUST CUT TO FIT)
17 0147200 2 GEAR (SET OF 2)
18 00008200 10 BOLT (REPLACES P/N 0186500)
19 0037100 1 SHAFT
20 0063500 1 PLUG, PIPE (STEEL)
21 0241100 1 RETAINER
22 0038000 1 CHECK VALVE KIT (REPLACES ITEMS 8 & 9)
©2008 Alamo Group Inc. Parts Section -192
A-BOOM (04-04) SN 04837 - UP Rev 12-08

SICKLE BAR - HYD VALVE - PN 00750053 - (S/N AB-05999 01-04 & DOWN)
ITEM PART NO. QTY. DESCRIPTION
3 02972064 1 ADP HYD, ELBOW 16MB - 8MJ90
4 10074000 1 BOLT, HEX HEAD 1/4"-NC X 3" PL GR5
6 02957622 2 ADAPTER HYD, STRAIGHT 16MB - 16MJ
7 00750053 1 FLOW DIVIDER VALVE, 8GPM
8 02959924 3 LOCKNUT, TOPLOCK 1/4"-NC PLB
12 02825900 1 ADAPTER HYD, ELBOW 8MP - 8MJ90
13 02959154 1 ADAPTER HYD, ELBOW 16MJ - 16FJX45
15 02959408 1 ADAPTERP HYD, ELBOW 16MJ - 16FJX 90 - 8FPT
16 02961853 1 HOSE, #8 - 8FJX - 8FJX90 - 84"LG
20 02982170 1 VALE MOUNT BRACKET (NOT SHOWN)
©2008 Alamo Group Inc. Parts Section -193
A-BOOM (04-04) SN 04837 - UP Rev 12-08

SICKLE BAR - HYD VALVE - PN 00750053 - (S/N AB-05999 01-04 & DOWN)
Continued...
ITEM PART NO. QTY. DESCRIPTION
21 10070000 2 BOLT, HEX HEAD 1/4"-NC X 2-1/2" PL GR5
23 001779 2 HOSE, #16 -16FJX - 16FJX90 -18.5
25 02890700 1 HOSE, #8 - 8FJX - 8FJX - 90"LG
26 00761027 2 PIPE SPACER, 1-1/4" LONG (NOT SHOWN)
27 701316R 1 SPACER, 1/2" LONG
©2008 Alamo Group Inc. Parts Section -194
A-BOOM (04-04) SN 04837 - UP Rev 12-08

SICKLE BAR - HYD VALVE - PN 00750053A (S/N AB-06000 & UP)
ITEM PART NO. QTY. DESCRIPTION
1 -------------- - MOUNTING BRACKET (WELDED TO FRAME MOUNT)
2 02982141 1 FLOW DIVIDER MOUNT BRACKET
3 00750053A 1 FLOW DIVIDER PRIORITY VALVE
©2008 Alamo Group Inc. Parts Section -195
A-BOOM (04-04) SN 04837 - UP Rev 12-08

SICKLE BAR - HYD VALVE - PN 00750053A (S/N AB-06000 & UP)
Continued...
ITEM PART NO. QTY. DESCRIPTION
4 02972064 1 HYD, ELBOW
5 02090900 1 HYD, ELBOW
6 02957622 1 STRAIGHT ADAPTER
7 02959408 1 HYD, ELBOW
8 02825900 1 HYD, ELBOW
9 10074000 1 BOLT
10 10070000 2 BOLT
11 10058000 2 BOLT
12 02959924 5 LOCKNUT
13 701316R 1 BUSHING
14 00761027 2 PIPE SPACER
©2008 Alamo Group Inc. Parts Section -196
A-BOOM (04-04) SN 04837 - UP Rev 12-08

SICKLE BAR - KNIFE ASY
ITEM PART NO. QTY. DESCRIPTION
0531600 - KNIFE ASY, 5 FT. SERRATED KNIVES (STANDARD)
0533900 - KNIFE ASY, 5 FT. SMOOTH KNIVES (OPTIONAL)
1 0448200 1 KNIFE HEAD
0446000 1 BUSHING
0547500 1 PLUG
2 0064700 9 SECTION RIVET
3 0187100 33 SECTION RIVET
4 8064600 - KNIFE SECTION, SERRATED KNIVES (STANDARD)
8122700 - KNIFE SECTION, SMOOTH KNIVES (OPTIONAL)
5 0530100M 1 BACKING STRIP (SAME AS OLD P/N 0530100)
©2008 Alamo Group Inc. Parts Section -197
A-BOOM (04-04) SN 04837 - UP Rev 12-08

SLOPE MOWER HEAD - BLADE BAR ASY - PN 02957478
ITEM PART NO. QTY. DESCRIPTION
02957478 - BLADE BAR CARRIER, ASY. F/ SLOPEMOWER HEAD
1 02957407 1 BLADE BAR WLDMNT
2 02032400 2 BLADE
3 00749005 2 BLADE BOLT
4 00748547 4 FLATWASHER
5 02032300 2 BLADE BUSHING
6 02030300 2 LOCKNUT
©2008 Alamo Group Inc. Parts Section -198
A-BOOM (04-04) SN 04837 - UP Rev 12-08

SLOPE MOWER HEAD - CASTER WHEEL ASY
ITEM PART NO. QTY. DESCRIPTION
1 00750925 3 BOLT
2 00021800 3 NUT
3 00748667 3 COLLAR
4 00011700 3 LOCKWASHER
5 02957593 3 CASTER FORK WLDMNT
6 02036400 3 BOLT
7 02036301 3 BUSHING
8 00001300 12 LOCKWASHER
9 00001200 12 NUT
10 02605901 3 CASTER WHEEL
©2008 Alamo Group Inc. Parts Section -199
A-BOOM (04-04) SN 04837 - UP Rev 12-08

SLOPE MOWER HEAD - CASTER WHEEL ASY
Continued...
ITEM PART NO. QTY. DESCRIPTION
11 02277900 1 CASTER ARM ASY, LH
02277800 2 CASTER ARM ASY, RH
12 02959181 2 SPACER
13 02892000 9 BOLT
02957594 3 CASTER WHEEL ASY,(ITEM 1 THRU 10 & 12)
02031600 - WHEEL & BUSHING ASY, (ITEMS 1 OF 7, 1 OF 10 & 2 OF 12)
©2008 Alamo Group Inc. Parts Section -200
A-BOOM (04-04) SN 04837 - UP Rev 12-08

SLOPE MOWER HEAD - HEAD ASY - PN 02962174
ITEM PART NO. QTY. DESCRIPTION
02962174 - SLOPEMOWER HEAD ASY
1 02957436 1 SQUARE HEAD WLDMNT
2 02885700 2 REAR FLAP
3 00011100 47 FLATWASHER
4 02035800 34 WOOD WASHER
5 00015800 41 LOCKNUT
6 00023100 24 BOLT
©2008 Alamo Group Inc. Parts Section -201
A-BOOM (04-04) SN 04837 - UP Rev 12-08

SLOPE MOWER HEAD - HEAD ASY - PN 02962174
Continued...
ITEM PART NO. QTY. DESCRIPTION
8 02959952 1 FRONT GUARD WLDMNT
9 02957380 1 SIDE GUARD
11 02959957 2 RUBBER FLAP
12 02957496 1 REAR FLAP RETAINER
13 02962439 3 BUMPER, RUBBER
14 02959956 1 RUBBER FLAP
18 00007000 22 BOLT
19 02958114 1 ELEVATER BOLT, FLAT HEAD COUNTERSUNK
20 02957537 1 PLATE, BUMPER
21 02958921 1 SWIVEL ASY, 4-BAR
22 02958945 1 SWIVEL HITCH POST WLDMNT, 4-BAR
23 02958944 1 HITCH POST, 4-BAR
24 00003500 1 GREASE FITTING, STRAIGHT
25 02958424 1 BUSHING
26 00752670 1 GREASE FITTING 1/4-28 BOLT THD
27 02957437 1 SPRING & CHAIN ASY.
28 02060201 2 CHAIN, 9 LINK
29 02060100 2 SPRING
30 02703700 4 CHAIN SHACKLE
31 02772400 2 SHACKLE
32 00037200 6 LOCKNUT
33 02892100 6 BOLT
35 00606000 1 COTTER PIN
36 02958946 1 PIN, SWIVEL 4-BAR
37 02733500 2 CHAIN, 22 LINK
38 5710121 1 COVER PLATE
39 5F5180 2 WING NUT
02959955 - HEAD GUARD ASY.
40 02959958 1 * DEBRIS DEFLECTOR
41 02959959 1 * RUBBER FLAP
©2008 Alamo Group Inc. Parts Section -202
A-BOOM (04-04) SN 04837 - UP Rev 12-08

SLOPE MOWER HEAD - HEAD SUB-ASY
ITEM PART NO. QTY. DESCRIPTION
1 02962923 1 MOTOR & SPINDLE ASY,
02960553C 1 SPINDLE ASY, SPLINED
02960696 1 MOTOR ASY, W/1-1/4 SPLINED SHAFT
2 02788400 2 BOLT
3 63000500 4 WASHER
4 02959390 6 BOLT
6 00037200 6 LOCKNUT
7 02957478 1 BAR BLADE CARRIER ASY, W/ BLADES
8 02708700 4 SOCKET HEAD BOLT
9 00003901 4 LOCKWASHER
10 00001800 4 LOCKNUT
11 02960951 2 DOUBLE END STUD
12 00001200 2 NUT
©2008 Alamo Group Inc. Parts Section -203
A-BOOM (04-04) SN 04837 - UP Rev 12-08

SLOPE MOWER HEAD - MOTOR ASY - PN 02960696
ITEM PART NO. QTY. DESCRIPTION
1 02960696 1 MOTOR ASY, W/ 1-1/4 SPLINED SHAFT
2 02961317 2 ADAPTER, HYD, ELBOW
3 00749103 1 * SPLIT FLANGE KIT
©2008 Alamo Group Inc. Parts Section -204
A-BOOM (04-04) SN 04837 - UP Rev 12-08

SLOPE MOWER HEAD - MOTOR PARTS - PN 02960696
ITEM PART NO. QTY. DESCRIPTION
02960696 - MOTOR ASY.
1 * 1 SEAL (IN ITEM 21)
2 * 8 BOLT (IN ITEM 21)
3 * 8 FLATWASHER (IN ITEM 21)
4 02721000 1 FLANGE
5 * 1 O-RING (IN ITEM 21)
6 02721500 2 BOTTOM ISOLATION PLATE
7 * 4 SEALING STRIP (IN ITEM 21)
8 * 4 END SEPERATOR (IN ITEM 21)
9 * 2 CENTER SEPERATOR (IN ITEM 21)
10 * 4 O-RING (IN ITEM 21)
11 * 4 BUCK UP RING (IN ITEM 21)
12 02721300 2 PRESSURE PLATE
13 02961071 1 DRIVE & IDLER GEAR SET
15 02721400 2 TOP ISOLATION PLATE
16 02721700 2 DOWEL PIN
17 NFS 1 BODY
18 02721800 1 SNAP RING
19 02721600 4 STEEL RING
20 * 1 SEAL (IN ITEM 21)
21 02720000 1 SEAL KIT (ITEMS 1,2,3,5,7,8,9,10,11 & 20)
©2008 Alamo Group Inc. Parts Section -205
A-BOOM (04-04) SN 04837 - UP Rev 12-08

THIS PAGE INTENTIONAL LEFT BLANK
©2008 Alamo Group Inc. Parts Section -206
A-BOOM (04-04) SN 04837 - UP Rev 12-08

SPEED CHANGER (REAR PTO MNT) - PN 00758991
©2008 Alamo Group Inc. Parts Section -207
A-BOOM (04-04) SN 04837 - UP Rev 12-08

SPEED CHANGER (REAR PTO MNT) - PN 00758991
Continued...
ITEM PART NO. QTY. DESCRIPTION
00768991 1 SPEED CHANGER ASY, 540 PTO
2 00754520 1 GASKET
4 00754522 1 FLANGE
5 00754523 1 PLUG
6 00754524 4 GASKET
7 00754525 3 PLUG
8 00754526 8 LOCKWASHER
9 00754527 8 BOLT
10 00754528 4 LOCKWASHER
11 00754529 4 BOLT
12 00754530 2 DOWEL PIN
13 00754531 1 HOUSING
14 00754532 1 GASKET
15 00754533 1 FLANGE
16 00754534 1 GASKET
17 00754535 1 BREATHER
18 00754536 5 GASKET
19 00754537 4 PLUG
20 00754538 1 O-RING
21 00754539 1 BEARING
22 00754540 1 RETAINING RING
23 00754541 3 BEARING
24 00754542 1 SHAFT, 540 RPM
02048500 1 O-RING
25 00754543 2 KEY
26 00754544 1 GEAR, 540 RPM
00756532 1 GEAR, 1000 RPM
27 00754545 1 PINION GEAR, 540 RPM
00756531 1 PINION GEAR, 1000 RPM
28 00754546 1 GEAR SPACER, 540 RPM
29 00754950 1 PUMP FLANGE
30 02966731 - SPLINED PUMP ADAPTER, 1"X 15 SPLINE
00754951 - SPLINE PUMP ADAPTER, 7/8" X 13 SPLINE
©2008 Alamo Group Inc. Parts Section -208
A-BOOM (04-04) SN 04837 - UP Rev 12-08

TIMBERCAT - HEAD ASY (PART 1)
©2008 Alamo Group Inc. Parts Section -209
A-BOOM (04-04) SN 04837 - UP Rev 12-08

TIMBERCAT - HEAD ASY (PART 1)
Continued...
ITEM PART NO. QTY. DESCRIPTION
02972145 1 SICKLE BAR HEAD ASY, 5 FT.
02972146 1 SICKLE BAR HEAD ASY, 7 FT.
1 02971390 1 BLADE BOTTOM, F/ 5 FT.
02971392 1 BLADE BOTTOM, F/ 7 FT.
2 02971389 1 BLADE TOP, F/ 5 FT.
02971391 1 BLADE TOP, F/ 7 FT.
3 02971398 1 SLIDE BEARING, F/ 5 FT.
02971399 1 SLIDE BEARING, F/ 7 FT.
4 02972363 1 FRONT COVER, F/ 5 FT.
02972512 1 FRONT COVER, F/ 7 FT.
5 00751581 1 BOLT
6 02960521 2 BOLT
7 02971400 3 BUSHING
8 5312316 3 WASHER, (SPECIAL)
9 00037200 12 LOCKNUT
10 4720 3 GREASE FITTING, SELF TAPPING
11 02972567 1 FRAME WLDMNT
12 00024400 9 BOLT
13 02972570 9 LOCKWASHER
14 02972256 1 PLATE, VALVE MOUNT
15 00750959 4 BOLT
16 00001300 4 LOCKWASHER
17 02972549 1 VALVE, INVERSION W/PUSH BUTTONS
18 02972807 2 BOLT, SOCKET HEAD
19 00750940 2 LOCKNUT
20 02971423 1 CYLINDER ASY.
21 02972505 1 PIN WLDMNT
22 00749495 2 COTTER PIN
23 02822500 2 FLATWASHER
24 02972353 1 CYLINDER MOUNT WLDMNT, ROD END
25 02972352 2 BOLT WLDMNT
26 02972262 2 SPRING
27 02972261 2 BOLT, ADJUSTING
28 65010300 2 JAM NUT
29 00015800 2 LOCKNUT
30 00751281 2 JAMNUT
31 02972355 1 COVER WLDMNT
32 02972815 1 HITCH POST WLDMNT
33 02918600 7 BOLT
34 02972504 1 DIVIDER FLOW, GEAR TYPE
35 02960411 1 ADAPTER, HYD. ELBOW
©2008 Alamo Group Inc. Parts Section -210
A-BOOM (04-04) SN 04837 - UP Rev 12-08

TIMBERCAT - HEAD ASY (PART 2)
©2008 Alamo Group Inc. Parts Section -211
A-BOOM (04-04) SN 04837 - UP Rev 12-08

TIMBERCAT - HEAD ASY (PART 2)
Continued...
ITEM PART NO. QTY. DESCRIPTION
36 00695100 2 LOCKNUT
37 02959390 1 BOLT
38 02972750 1 BRACKET
39 00013500 2 JAM NUT
40 00752735 7 SCREW, SELF TAPPING
41 00023500 7 FLATWASHER
42 02972507 1 PIN WLDMNT
43 00003500 1 GREASE FITTING
44 02958424 1 BUSHING
45 02957501 1 BUSHING
46 02956972 1 BOLT
47 00752405 1 BOLT
48 02030300 1 LOCKNUT
49 02972797 1 HOSE, 17" LG
50 02972798 1 HOSE, 19-1/2" LG
51 02972799 1 HOSE, 22" LG
52 02972800 1 HOSE, 14-3/4" LG
53 02042300 3 ADAPTER, HYD. STGHT
54 02161300 1 ADAPTER, HYD. ELBOW
55 001582 1 PLUG
56 02962213 2 ADAPTER, HYD. ELBOW
57 02042400 1 ADAPTER, HYD. STGHT
58 02972806 1 ADAPTER, SPECIAL
59 02161400 1 ADAPTER, HYD ELBOW
60 02961098 1 ADAPTER HYD ELBOW 90 DEG
61 02973124 1 HOSE, 68" LG
62 02973125 1 HOSE, 84" LG
63 02960407 1 ADAPTER, HYD. ELBOW 90 DEG
64 02961085 1 CORDURA SLEEVING, 54" LG
65 02974943 1 KIT, ADHESIVE
©2008 Alamo Group Inc. Parts Section -212
A-BOOM (04-04) SN 04837 - UP Rev 12-08

VALVE ASSEMBLY - 4 SPOOL FIXED DISPLACEMENT (OPTION)
©2008 Alamo Group Inc. Parts Section -213
A-BOOM (04-04) SN 04837 - UP Rev 12-08

VALVE ASSEMBLY - 4 SPOOL FIXED DISPLACEMENT (OPTION)
Continued...
ITEM PART NO. QTY. DESCRIPTION
02975797 1 VALVE ASSEMBLY OCFD
1 02975798 1 ASSEMBLY, VALVE - 4 SPOOL
2 63042700 2 STRAIGHT ADAPTER
3 02957417 2 PLASTIC CAP
4 02972113 3 STRAIGHT ADAPTER
5 02822300 2 STRAIGHT ADAPTER
6 02972179 5 STRAIGHT ADAPTER
8 02972180 1 STRAIGHT ADAPTER
9 02962249 1 ELBOW
10 02972209 1 ORIFICE, .063 ONE WAY RESTRICTOR
11 02972210 1 ORIFICE, .070 ONE WAY RESTRICTOR
12 02969398 1 ORIFICE, .055 ONE WAY RESTRICTOR
13 02972208 1 VALVE ASSEMBLY, SOLENOID LOCK
15 02957416 8 PLASTIC CAP
16 02980656 3 SECTION ASY, SWING, LIFT OR DIPPER
17 02980657 1 SECTION ASY, TILT
18 02980659 2 SPOOL, SWING
19 02980660 1 SPOOL, LIFT
20 02980661 1 SPOOL, DIPPER
21 02980662 1 SPOOL, TILT
22 02980664 1 SECTION, INLET OCFD VALVE
23 02980665 1 SECTION, END OCFD VALVE
©2008 Alamo Group Inc. Parts Section -214
A-BOOM (04-04) SN 04837 - UP Rev 12-08

VALVE ASSEMBLY - 5 SPOOL FIXED DISPLACEMENT (OPTION)
©2008 Alamo Group Inc. Parts Section -215
A-BOOM (04-04) SN 04837 - UP Rev 12-08

VALVE ASSEMBLY - 5 SPOOL FIXED DISPLACEMENT (OPTION)
Continued...
ITEM PART NO. QTY. DESCRIPTION
02975810 1 VALVE ASSEMBLY, OCFD
1 02971379 1 ASSEMBLY, VALVE - 5 SPOOL
2 63042700 2 STRAIGHT ADAPTER
3 02957417 2 PLASTIC CAP
4 02972113 3 STRAIGHT ADAPTER
5 02822300 2 STRAIGHT ADAPTER
6 02972179 7 STRAIGHT ADAPTER
8 02972180 1 STRAIGHT ADAPTER
9 02962249 1 ELBOW
10 02972209 1 ORIFICE, .063 ONE WAY RESTRICTOR
11 02972210 1 ORIFICE, .070 ONE WAY RESTRICTOR
12 02969398 1 ORIFICE, .055 ONE WAY RESTRICTOR
13 02972208 1 VALVE ASSEMBLY, SOLENOID LOCK
15 02957416 10 PLASTIC CAP
16 02980656 3 SECTION ASY, SWING, LIFT OR DIPPER
17 02980657 1 SETION ASY, TILT
18 02980658 1 SECTION ASY, DOOR
19 02980659 2 SPOOL, SWING OR DOOR
20 02980660 1 SPOOL, LIFT
21 02980661 1 SPOOL, DIPPER
22 02980662 1 SPOOL, TILT
23 02980664 1 SECTION, INLET OCFD VALVE
24 02980665 1 SECTION, END OCFD VALVE
©2008 Alamo Group Inc. Parts Section -216
A-BOOM (04-04) SN 04837 - UP Rev 12-08

VALVE ASSEMBLY - OCFD SYS 4 & 5 SPOOL (OPTION)
ITEM PART NO. QTY. DESCRIPTION
02975798 1 VALVE ASSEMBLY, OCFD, 4 SPOOL
02971379 1 VALVE ASSEMBLY, OCFD, 5 SPOOL
1 02974004 2 ELECTRONIC MODULE, DOOR & TILT
2 02974005 3 ELECTRONIC MODULE, SWING/LIFT & DIPPER
3 02974027 5 SEAL KIT MODULE TO VALVE SECTION
4 02974838 5 HANDLE MODULE
5 02975950 5 SEAL KIT HANDLE TO VALVE SECTION
6 02976024 5 CONNECTOR GASKET
7 02977032 1 VALVE ASSY KIT (INCL. TIE BOLTS & SEALS)
8 02977414 1 RELIEF VALVE 2755 PSI
9 02977745 3 RELIEF VALVE 2030 PSI
10 02977851 20 SHCS METRIC, 33MM
11 02977957 2 RELIEF VALVE, 1160 PSI
©2008 Alamo Group Inc. Parts Section -217
A-BOOM (04-04) SN 04837 - UP Rev 12-08

VALVE ASSEMBLY - OCFD SYS 4 & 5 SPOOL (OPTION)
Continued...
ITEM PART NO. QTY. DESCRIPTION
12 02980656 3 SECTION ASY, SWING, LIFT OR DIPPER
13 02980657 1 SETION ASY, TILT
14 02980658 1 SECTION ASY, DOOR
15 02980659 2 SPOOL, SWING OR DOOR
16 02980660 1 SPOOL, LIFT
17 02980661 1 SPOOL, DIPPER
18 02980662 1 SPOOL, TILT
19 02980663 1 SECTION, INLET CCLS VALVE
02980664 1 SECTION, INLET OCFD VALVE
20 02980665 1 SECTION, END CCLS OR OCFD VALVE
©2008 Alamo Group Inc. Parts Section -218
A-BOOM (04-04) SN 04837 - UP Rev 12-08

ALAMO INDUSTRIAL
Limited Warranty
ALAMO INDUSTRIAL
1502 E. Walnut
Seguin, Texas 78155
830-379-1480
1. LIMITED WARRANTIES
1.01. Alamo Industrial warrants for one year from the purchase date to the original non-commercial, governmental, or
municipal purchaser (“Purchaser”) and warrants for six months to the original commercial or industrial purchaser
(“Purchaser”) that the goods purchased are free from defects in material or workmanship.
1.02. Manufacturer will replace for the Purchaser any part or parts found, upon examination at one of its factories, to be
defective under normal use and service due to defects in material or workmanship.
1.03. This limited warranty does not apply to any part of the goods which has been subjected to improper or abnormal use,
negligence, alteration, modification, or accident, damaged due to lack of maintenance or use of wrong fuel, oil, or
lubricants, or which has served its normal life. This limited warranty does not apply to any part of any internal
combustion engine, or expendable items such as blades, shields, guards, or pneumatic tires except as specifically found
in your Operator’s Manual.
1.04. Except as provided herein, no employee, agent, Dealer, or other person is authorized to give any warranties of any
nature on behalf of Manufacturer.
2. REMEDIES AND PROCEDURES.
2.01. This limited warranty is not effective unless the Purchaser returns the Registration and Warranty Form to Manufacturer
within 30 days of purchase.
2.02. Purchaser claims must be made in writing to the Authorized Dealer (“Dealer”) from whom Purchaser purchased the
goods or an approved Authorized Dealer (“Dealer”) within 30 days after Purchaser learns of the facts on which the
claim is based.
2.03. Purchaser is responsible for returning the goods in question to the Dealer.
2.04. If after examining the goods and/or parts in question, Manufacturer finds them to be defective under normal use and
service due to defects in material or workmanship, Manufacturer will:
(a) Repair or replace the defective goods or part(s) or
(b) Reimburse Purchaser for the cost of the part(s) and reasonable labor charges (as determined by Manufacturer)
if Purchaser paid for the repair and/or replacement prior to the final determination of applicability of the warranty
by Manufacturer.
The choice of remedy shall belong to Manufacturer.
2.05. Purchaser is responsible for any labor charges exceeding a reasonable amount as determined by Manufacturer and
for returning the goods to the Dealer, whether or not the claim is approved. Purchaser is responsible for the transportation
cost for the goods or part(s) from the Dealer to the designated factory.
3. LIMITATION OF LIABILITY.
3.01. MANUFACTURER DISCLAIMS ANY EXPRESS (EXCEPT AS SET FORTH HEREIN) AND IMPLIED WARRANTIES
WITH RESPECT TO THE GOODS INCLUDING, BUT NOT LIMITED TO, MERCHANTABILITY AND FITNESS
FOR A PARTICULAR PURPOSE.
3.02. MANUFACTURER MAKES NO WARRANTY AS TO THE DESIGN, CAPABILITY, CAPACITY, OR SUITABILITY FOR
USE OF THE GOODS.
3.03. EXCEPT AS PROVIDED HEREIN, MANUFACTURER SHALL HAVE NO LIABILITY OR RESPONSIBILITY TO
PURCHASER OR ANY OTHER PERSON OR ENTITY WITH RESPECT TO ANY LIABILITY, LOSS, OR DAMAGE
CAUSED OR ALLEGED TO BE CAUSED DIRECTLY OR INDIRECTLY BY THE GOODS INCLUDING, BUT NOT
LIMITED TO, ANY INDIRECT, SPECIAL, CONSEQUENTIAL, OR INCIDENTAL DAMAGES RESULTING FROM
THE USE OR OPERATION OF THE GOODS OR ANY BREACH OF THIS WARRANTY. NOT WITHSTANDING THE
ABOVE LIMITATIONS AND WARRANTIES, MANUFACTURER’S LIABILITY HEREUNDER FOR DAMAGES
INCURRED BY PURCHASER OR OTHERS SHALL NOT EXCEED THE PRICE OF THE GOODS.
3.04. NO ACTION ARISING OUT OF ANY CLAIMED BREACH OF THIS WARRANTY OR TRANSACTIONS UNDER
THIS WARRANTY MAY BE BROUGHT MORE THAN TWO (2) YEARS AFTER THE CAUSE OF ACTION HAS
OCCURRED.
4. MISCELLANEOUS.
4.01. Proper Venue for any lawsuits arising from or related to this limited warranty shall be only in Guadalupe County,
Texas.
4.02. Manufacturer may waive compliance with any of the terms of this limited warranty, but no waiver of any terms shall
be deemed to be a waiver of any other term.
4.03. If any provision of this limited warranty shall violate any applicable law and is held to be unenforceable, then the
invalidity of such provision shall not invalidate any other provisions herein.
4.04. Applicable law may provide rights and benefits to purchaser in addition to those provided herein.
KEEP FOR YOUR RECORDS
ATTENTION: Purchaser should fill in the blanks below for his reference when buying repair parts and/or for proper machine
identification when applying for warranty.
Alamo Industrial Implement Model ____________________________ Serial Number ________________________________
Date Purchased __________________________________________ Dealer ______________________________________
ATTENTION:
READ YOUR OPERATOR’S MANUAL

TO THE OWNER/OPERATOR/DEALER
To keep your implement running efficiently and safely, read your manual thoroughly and follow these directions and
the Safety Messages in this Manual. The Table of Contents clearly identifies each section where you can easily find
the information you need.
The OCCUPATIONAL SAFETY AND HEALTH ACT (1928.51 Subpart C) makes these minimum safety
requirements of tractor operators:
REQUIRED OF THE OWNER:
1. Provide a Roll-Over-Protective Structure that meets the requirements of this Standard; and
2. Provide Seatbelts that meet the requirements of this paragraph of this Standard and SAE J4C; and
3. Ensure that each employee uses such Seatbelt while the tractor is moving; and
4. Ensure that each employee tightens the Seatbelt sufficiently to confine the employee to the protected
area provided by the ROPS.
REQUIRED OF THE OPERATOR
1. Securely fasten seatbelt if the tractor has a ROPS.
2. Where possible, avoid operating the tractor near ditches, embankments, and holes.
3. Reduce speed when turning, crossing slopes, and on rough, slick, or muddy surfaces.
4. Stay off slopes too steep for safe operation.
5. Watch where you are going - especially at row ends, on roads, and around trees.
6. Do not permit others to ride.
7. Operate the tractor smoothly - no jerky turns, starts, or stops.
8. Hitch only to the drawbar and hitch points recommended by the tractor manufacturer.
9. When the tractor is stopped, set brakes securely and use park lock, if available.
Keep children away from danger all day, every day...
Equip tractors with rollover protection (ROPS) and keep all machinery
guards in place...
Please work, drive, play and live each day with care and concern for your
safety and that of your family and fellow citizens.

Printed U.S.A
A-BOOM-PM-04/04 P/N 02924700P