Amplidyne MCELL2411A User Manual AmpWaveTM
Amplidyne Inc. AmpWaveTM
manual

AmpWaveTM Microcell Installation
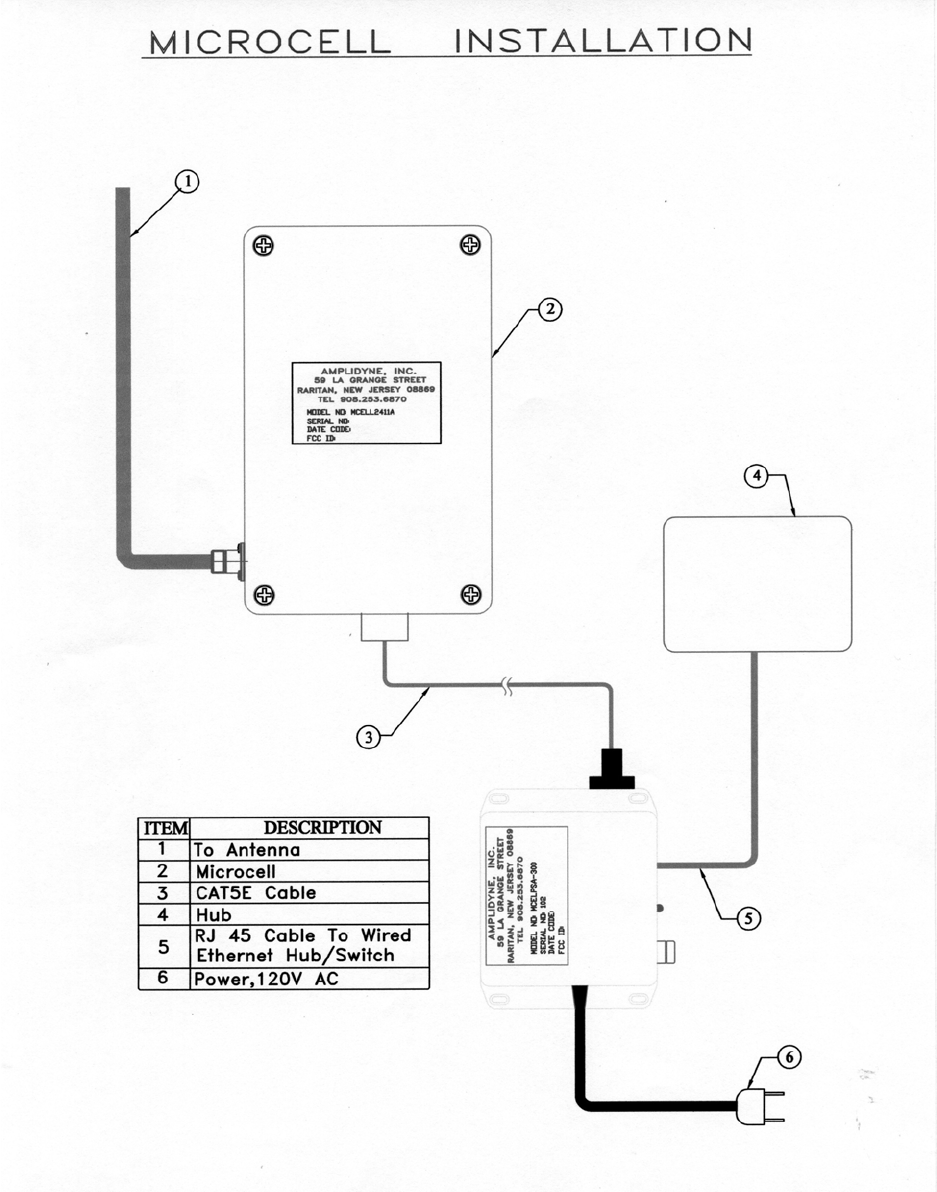
Figure 4 shows a block schematic of the installation procedure for the Microcell AmpwaveTM
Installation.
Your Kit should include the following equipment:
A. MCELL2411A – Microcell Assembly, 11 Mbps (2). This unit is a fully weather
proof enclosure and includes the 11 Mbps Access Point, Amplifier, and surge
protector. The unit has a N-type connection for attaching the antenna (1). The
antenna is attached via a small length of LMR400 Cable (3) supplied with your kit.
B. At the bottom of the MCELL2411A there is a special sealed connector (4) which
allows the cable assembly – MCELCAB (5) to be connected between the Microcell
and the AC/DC converter unit – MCELPSA (8)
C. An RJ45 Cable (7) connects to the switch or hub.
D. A 120V AC Power cord (9) plugs into DC/DC converter.
E. Bolts with hardware to mount Microcell to tower or mast (Supplied)
F. Antenna –
G. Hub
H. Non-metallic clamps, or tie-wraps, or tape
Detailed Instructions:
Pretesting of system prior to permanent installation on Mast or Tower.
1. Connect the large circular connector of the cable to the Microcell
(MCELL2411A). Make sure the keys line up and push the connector into the
Microcell Socket. Turn the retaining ring until resistance is felt, then push the
connector again into the socket. Turn the retaining ring and repeat until the
connector is seated in the socket.
2. Connect the DB9 Connector (smaller connector) to the Power Supply Box
(MCELPSA).
3. Plug the AC cord into a 120 VAC outlet. At this time the green LED should
be illuminated on the Power Supply, and the amber LED should be
illuminated on the Microcell.
4. The Microcell is in Access Point Mode when shipped and the Red LED
should flash on the Power Supply and also on the Microcell.
5. A PC or Laptop with the Ethernet card on NIC should be loaded with the
Access Point utility, which comes with the Microcell.
Page 1
6. Connect the PC or Laptop to the RJ45 Connector of the Power Supply with a
LAN Cable. You should have a link indication on your PC or Laptop. If no
link is indicated us a crossover cable for the connection and verify link.
7. Double Click on the AP utility Icon. A scan should start and after completion
an AP icon should appear. Double Click on the AP Icon and a password
request window should appear. Enter “default”, lower case, and no quotes.
8. The 11 Mbps Wireless AP window should appear
9. Continue to follow the instructions for configuring of the network parameters.
10. After familiarizing yourself with configuring the Microcell in a local
environment, you may dismantle and permanently install as follow.
Detailed Instructions:
Final Location – Mast or Tower
1. The Microcell, Antenna, bolts, LMR400 Cable, Cat5 Cable, Tie-wraps (or
non-metallic clamp, or tape) are hoisted to the permanent location of the unit.
2. The Microcell is affixed to the mast or pole using the Clamps and bolts
supplied. Insure that Microcell is mounted securely to the mast or pole.
3. Follow the instructions for mounting the Antenna, instructions below.
4. Connect the large circular connector of the cable to the Microcell
(MCELL2411A). Make sure the keys line up and push the connector into the
Microcell Socket. Turn the retaining ring until resistance is felt, then push the
connector again into the socket. Turn the retaining ring and repeat until the
connector is seated in the socket. The cable should have a service loop applied
5-10” from connectors. Note: the connector is water tight and does not need
tape.
5. The cable should be run down the mast or pipe, and attached every 5’ with
non-metallic clamps, tie-wraps, or tape.
6. The Standard N-Connectors at each end of the LMR400 cable, (connecting the
Antenna to the Microcell), should be taped to insure environmental integrity.
7. The Lug near the circular connector of the Microcell is for grounding. A
minimum 12 gauge copper wire should be connected here to a low impedence
ground.
8. Once back on the ground, connect the DB9 Connector (smaller connector) to
the Power Supply Box (MCELPSA).
9. Plug the AC cord into a 120 VAC outlet. At this time the green LED should
be illuminated on the Power Supply, and the amber LED should be
illuminated on the Microcell.
10. The Microcell is in Access Point Mode when shipped and the Red LED
should flash on the Power Supply and also on the Microcell.
11. A PC or Laptop with the Ethernet card on NIC should be loaded with the
Access Point utility, which comes with the Microcell.
12. Connect the PC or Laptop to the RJ45 Connector of the Power Supply with a
LAN Cable. You should have a link indication on your PC or Laptop. If no
link is indicated us a crossover cable for the connection and verify link.
13. Double Click on the AP utility Icon. A scan should start and after completion
an AP icon should appear. Double Click on the AP Icon and a password
request window should appear. Enter “default”, lower case, and no quotes.
Page 2

14. The 11 Mbps Wireless AP window should appear
15. Continue to follow the instructions for configuring of the network parameters.
a. AOM5
b. AOM8
c. INET-AOM-10
d. INET-ANT-15
e. APN-7
The FCC warning relate to all Antennas used. Please refer to instructions in your kit.
WARNING: The AMPDNETTM Antenna should be installed only by an experienced antenna installer
familiar with local building and safety codes and, wherever necessary, licensed by appropriate
government regulatory bodies. Failure not to do so, may void the Product Warrantee, as well as expose
the end user to legal and financial liabilities. Amplidyne, Inc., it’s agents, resellers, or distributors, are not
liable of injury, damage or violation of government regulations associated with the installation of the
antenna.
The installer is responsible for ensuring that the public is not exposed to radio energy levels in excess of
the FCC guidelines. Those guidelines imply that no human may conceivably be found within one foot of
the front of the antenna. If such a situation is likely to occur, the installer is responsible for placing the
appropriate caution signs to warn the public. Amplidyne, Inc., it’s agents, resellers, or distributors are not
liable for exposure to excessive RF energy levels due to improper antenna installation.
The Maximum Permissible Exposure guidelines are 1 foot (30cm) for the AMPDNETTM unit, as based on
the National Council on Radiation Protection and Measurement (NCRP). If the antenna is in an
accessible area, an appropriate warning sign must be installed in the appropriate place by the installer.
WARNING: Using an antenna or cable other than those supplied or recommended for use with the
AMPDNETTM units, whether installer indoors or outdoors, could cause degradation of the system and
could void your authority to operate this equipment. In addition, the use of unauthorized antennas or
external amplifiers violates Federal Law and FCC’s regulations. This may void the Product Warranty, as
well as expose the end user to legal and financial liabilities.
WARNING: The AMPDNETTM Antenna emits high radio frequency energy levels. In order to comply
with FCC RF Exposure requirements the antenna must be installed in a manner that will provide a
minimum separation distance of 1 foot, (30 cm) between the antenna and all persons.
Example of Omni Directional
The Omni directional antenna available for use with the AMPDNETTM Central Site equipment is
intended for external mounting and should be used when full 360-degree coverage is desired. When this
antenna is mounted on a mast, it must be located as high as possible in order to avoid any other object
located beside it. The OMNI antenna has a very narrow vertical beam width. Both the height and
distance separation between the 2 sites must be taken into consideration when selecting the antenna in
order to maximize the coverage area.
Following are the steps required to install the antenna for the AMPDNETTM System.
To install the Omni Antenna:
1. Mount the antenna using the enclosed brackets, following the instructions included with the
antenna and cable kit that you purchased.
Page 3

WARNING: AMPDNETTM Antenna should be installed only by experienced antenna installers familiar
with local building and safety codes, and wherever necessary, licensed by appropriate government
regulatory bodies. Failure to do so may void the Product Warrantee as well as expose the end user to
legal and financial liabilities. Amplidyne, Inc., it’s agents, resellers, or distributors, are not liable for
injury, damage or violation of government regulations associated with the installation of the antenna.
POWER COMPLIANCE
The system, if required by regulation, performs transmits power adjustment based on the installed antenna
and cable. The antenna filter unit, if required, goes between the tension release cable and the antenna
cable and is used to limit the AMPDNETTM emissions to comply with you country’s requirements.
Make sure that you enter the correct antenna and cable parameters in the antenna configuration software
so that it complies with your country’s requirements. In addition, do not attempt to dispense with the use
of the filter in conjunction with the AMPDNETTM units. Incorrect antenna parameters and/or dispensing
with the use of the filter may cause the system to malfunction and invalidate your warranty.
LIGHTNING PROTECTION
It is highly recommended that you connect the shield/enclosure of the antenna and/or cable to a ground
before the entrance to the building. This will provide some lightning arrestor. Such devices protect the
AMPDNETTM Microcell, as well as the life of any person in contact with the wireless access unit if the
antenna is struck by lightning.
The optional AMPDNETTM lightning arrestor has the same connector arrangement as the antenna cable
segment (male/male). As a result, it can be installed between any two-cable segments (the antenna and
the tension release cable are also considered cables for this purpose). However, the best location for the
arrestor is just before the cable’s entrance to the building. In either case, the arrestor must be mounted
outside the building. The arrestor that comes built into the Microcell is self-resetting, meaning that
maintenance is not needed, even following a lightning strike. Follow the installation instructions
provided for the arrestor and ensure that the grounding solution is in accordance with these instructions.
Warning: A lightning arrestor should be installed on any antenna mounted outdoors. Failure to do so may
void the product. Amplidyne, Inc., it’s agents, resellers, or distributors, are not liable for injury or
damage caused by lightning striking the antenna.
SECTION B
Installing Instructions
Rev. 1
Omnidirectional Antennas
Mounting:
For optimal performance these antennas must be mounted on top of the antenna supporting structure
(tower, pole, etc.) above all other objects (lightning rod, obstruction lights, other antenna, etc.). In areas
where severe lightning can be a problem, a thin lightning rod can be mounted several wave lengths away
from the antenna. If the antenna is mounted on the side of the tower of above the top of the tower but in
the vicinity of other antennas or a lightning rod, then this will result in a “scalloped” azimuth pattern with
nulls or a slightly offset pattern.
Page 4

Some antenna models have a very narrow beamwidth and must be mounted carefully. The antennas must
be mounted in a true vertical (plumb) position in order to assure omnidirectional coverage in the
horizontal (azimuth) plane. In a point-to-multipoint system where a high gain antenna is installed on top
of a high mountain, the system designer should make sure that the signal does not merely “pass over” the
close-in subscribers situated in the valley below.
The antennas are mountd to a customer supplied support mast having an outside diameter of 1.75 to 4.0
inches (45 t0 102 mm) using the clamps supplied with the antenna.
Lightning Protection:
The antenna is a DC ground for lightning protection. The mounting clamps “ground” the antenna to the
support mast. The support mast must in turn, be grounded using practices supplied/approved by the
customer.
Weatherproofing:
All connections between the antenna connector and the transmission line must be weatherproofed. This
can be done using the procedure outlined in application No.2.
Drainage:
Since the radome on the antenna is not pressurized, there is a drain hole in the connector base plate. This
drain must be kept open so that any moisture accumulating inside the radome will be able to drain
properly.
NOTE: THESE MODELS CANNOT BE MOUNTED IN THE INVERTED POSITION.
ANTENNAS MUST BE MOUNTED WITHIN 1 DEGREE VERTICAL.
Page 5

MOUNTING DIAGRAM
Rev. 1
NOTE: a) Clamps supplied will mount to a 1.75”-4” pipe.
Page 6

MOUNTING DIAGRAM (TOP VIEW)
NOTE: a.) Clamps supplied will mount to a 1.75” – 4” O.D. Pipe.
Page 7

Most antenna problems are caused by coaxial cable connections that loosen due to
vibration, allowing moisture to penetrate the connector interface. We recommend that all
out door cable connections be weatherproofed using a procedure similar to the one
described below. To facilitate the task the sealant tape is supplied with each antenna
shipped, (the customer is responsible for providing the electrical tape).
Step 1.
Beginning as shown in Figure 1 by
overlapping half-width, wrap sealant
tape over entire connection.
Step 2.
Firmly press on the sealant tape.
Sealing it to the connection, itself and
the cable jackets, as shown in Figure2.
Page 8

STEP 3.
While overlapping half-width, wrap
electrical tape (not supplied) over the
entire sealant tape connection. While
stretching tape, begin at one end of
formed sealant tape and work towards
on end approximately on inch beyond
end of sealant tape. Insure tight
electrical tape coverage over cable
jacket. Without breaking electrical tape,
reverse direction and wrap to other end,
again extending approximately one-inch
beyond end sealant tape. Again insure
tight coverage onto cable jacket.
Reverse direction again and wrap
electrical tape to center of connection
and cut.
Page 9

Figure 4 – Block Schematic of Microcell
Page 10
Page 11