CARRIER Package Units(both Units Combined) Manual L0605138
User Manual: CARRIER CARRIER Package Units(both units combined) Manual CARRIER Package Units(both units combined) Owner's Manual, CARRIER Package Units(both units combined) installation guides
Open the PDF directly: View PDF
.
Page Count: 32

£n to the Expertg
Installation Instructions
NOTE: Read the entire instruction manual before starting the
installation.
NOTE: Installer: Make sure the Owner's Manual and Service
Instructions are left with the unit after installation.
TABLE OF CONTENTS
Page
SAFETY CONSIDERATIONS ........................ 2
INTRODUCTION .................................. 2
RECEIVING AND INSTALLATION ................ 2-16
Check Equipment ................................. 2
Identify Unit ................................... 2
Inspect Shipment ................................ 2
Provide Unit Support .............................. 2
Roof Curb ..................................... 2
Slab Mount .................................... 2
Ground Mount ................................. 2
Provide Clearances ................................ 2
Rig and Place Unit ................................ 7
Inspection ..................................... 7
Introduction .................................... 7
Use of Rigging Bracket ........................... 7
Select and Install Duc_vork .......................... 9
Converting Horizontal Discharge Units to Downflow
(Vertical) Discharge Units ......................... 9
Provide for Condensate Disposal ..................... 9
Install Electrical Connections ....................... 11
High- Voltage Connections ....................... 11
Routing Power Leads Into Unit .................... 11
Connecting Ground Lead to Ground Screw .......... 11
Routing Control Wires .......................... 11
Accessory Installation ........................... 16
Special Procedures for 208-v Operation ............. 16
PRE-START-UP .................................. 17
START-UP ....................................... 17
Unit Start-Up ................................ 17-23
Sequence of Operation ............................ 20
Check for Refrigerant Leaks ........................ 20
Start-Up Adjustments ............................. 20
Checking Cooling and Heating Control Operation ..... 20
Checking and Adjusting Refrigerant Charge .......... 22
Refrigerant Charge ............................. 22
No Charge .................................... 22
Low Charge Cooling ............................ 22
To Use Cooling Charging (;harts ................... 22
Indoor Airflow and Airflow Adjustments ............ 22
Defrost Control .................................. 22
Quiet Shift .................................... 22
Defrost ...................................... 22
Emergency Heat/Cool Mode ........................ 22
Fig. 1-Unit 50CR
A05307
MAINTENANCE ............................... 24-28
Air Filter ....................................... 25
Indoor Blower and Motor .......................... 25
Outdoor (;oil, Indoor Coil, and Condensate Drain Pan .... 25
Outdoor Fan .................................... 25
Electrical Controls and Wiring ...................... 26
Refrigerant Circuit ................................ 26
Indoor Airflow .................................. 26
Metering Devices-TXV & AccuRater Piston .......... 26
Pressure Switches ................................ 26
Loss-of-Charge Switch ........................... 27
High-Pressure Switch ............................. 27
Copeland Scroll Compressor (Puron (_:Refrigerant) ....... 27
Refrigerant System ............................... 27
Refrigerant ................................... 27
Compressor Oil ................................ 27
Servicing Systems on Roofs with Synthetic Materials ... 27
Liquid-Line Filter Drier ......................... 28
Puron (R-410A) Refrigerant Charging .............. 28
System Information ............................... 28
Loss-of-Charge Switch ......................... 28
Check Defrost Thermostat ........................ 28
TROUBLESHOOTING ............................. 28
START-UP CHECKLIST ........................... 28

SAFETYCONSIDERATIONS
Installationandservicingofthisequipmentcanbehazardousdueto
mechanicalandelectricalcomponents.Onlytrainedandqualified
personnelshouldinstall,repair,orservicethisequipment.
Untrainedpersonnelcanperformbasicmaintenancefunctionssuch
ascleaningandreplacingairfilters.Allotheroperationsmustbe
performedbytrainedservicepersonnel.Whenworkingonthis
equipment,observeprecautionsintheliterature,ontags,andon
labelsattachedto orshippedwiththeunitandothersafety
precautionsthatmayapply.
Followallsafetycodes.Installationmustbeincompliancewith
localandnationalbuildingcodes.Wearsafetyglasses,protective
clothing,andworkgloves.Havefireextinguisheravailable.Read
theseinstructionsthoroughlyandfollowallwarningsorcautions
includedinliteratureandattachedtotheunit.
Recognizesafetyinformation.Thisisthesafety-alertsymbolZ_X
When you see this symbol on the unit and in instructions or manuals.
be alert to the potential for personal injury.
Understand these signal words: DANGER. WARNING, and
CAUTION. These words are used with the safety-alert symbol.
DANGER identifies the most serious hazards which will result in
severe personal injury or death. WARNING signifies hazards which
could result in personal injury or death. CAUTION is used to
identify unsafe practices which may result in minor personal injury
or product and property damage. NOTE is used to highlight
suggestions which will result in enhanced installation, reliability, or
operation.
ELECTRICAL SHOCK HAZARD
Failure to follow this warning could result in personal injury
or death.
Before installing or servicing system, always turn off main
power to system. There may be more than one disconnect
switch. Turn off accessory heater power switch if applicable.
EQUIPMENT DAMAGE HAZARD
Failure to follow this caution may result in unit component
damage.
Puron (R-410A) systems operate at higher pressures than
standard R-22 systems. DO NOT use R-22 service
equipment or components on Puron (R-410A) equipnmnt.
Ensure service equipment is rated for Puron (R-410A).
INTRODUCTION
The 50CR heat pump is fully self-contained and designed for
outdoor installation. Standard units are shipped in a
horizontal-discharge configuration for installation on a
ground-level slab. Standard units can be converted to downflow
(vertical) discharge configurations for rooftop applications.
RECEIVING AND INSTALLATION
Step 1--Check Equipnmnt
IDENTIFY UNIT
The unit model number and serial number are printed on the unit
informative plate. Check this information against shipping papers.
INSPECT SHIPMENT
Inspect for shipping damage while unit is still on shipping pallet. If
unit appears to be damaged or is torn loose from its anchorage, have
it examined by transportation inspectors before removal. Folavard
claim papers directly to transportation company. Manufacturer is
not responsible for any damage incurred in transit. Check all items
against shipping list. Immediately notify the nearest Carrier Air
Conditioning office if any item is missing. To prevent loss or
damage, leave all parts in original packages until installation.
Step 2--Provide Unit Support
For hurricane tie downs, contact distributor for details and PE
Certificate (Professional Engineering) if required.
ROOF CURB
Install accessory roof curb in accordance with instructions shipped
with curb (See Fig. 2). Install insulation, cant strips, roofing, and
flashing. Ductwork must be attached to curb.
IMPORTANT: The gasketing of the unit to the roof curb is critical
for a water tight seal. Install gasketing material supplied with the
roof curb. Improperly applied gasketing also can result in air leaks
and poor unit performance.
Curb should be level to within 1/4 in. (See Fig. 3). This is necessa U
for unit drain to function properly. Refer to accessory roof curb
installation instructions for additional information as required.
SLAB MOUNT
Place the unit on a solid, level concrete pad that is a minimum of 4
in. thick with 2 in. above grade. The slab should extend
approximately 2 in. beyond the casing on all 4 sides of the unit (See
Fig. 4). Do not secure the unit to the slab except when required by
local codes.
GROUND MOUNT
The unit may be installed either on a slab or placed directly on the
ground if local codes permit. Place the unit on level ground prepared
with gravel for condensate discharge.
Step 3--Provide Clearances
The required minimum service clearances are shown in Fig.6 and 7.
Adequate ventilation and outdoor air must be provided. The
outdoor fan draws air through the outdoor coil and discharges it
through the top fan grille. Be sure that the fan discharge does not
recirculate to the outdoor coil. Do not locate the unit in either a
corner or under an overhead obstruction. The minimum clearance
under a partial overhang (such as a normal house overhang) is 48 in.
above the unit top. The maximum horizontal extension of a partial
overhang must not exceed 48 in.
IMPORTANT: Do not restrict outdoor airflow. An air restriction at
either the outdoor-air inlet or the fan discharge may be detrimental
to compressor life.
Do not place the unit where water, ice. or snow from an overhang
or roof will damage or flood the unit. Do not install the unit on
carpeting or other combustible materials. Slab-mounted units
should be at least 4 in. above the highest expected water and runoff
levels. Do not use unit if it has been under water.

base_ [[[ .......
/Screw _ @
/(NOTE A) _§
/
/slur, :';allg_ "_ _ WOOd nailer*_Fla
I u0p, ______41K ilFdbRooz urb.
[ It:i:::tl _ Insulation(field
Roofing m_, II supphed)
/ field supplied II.
\II vs!:!tl II_ Ductwork
\ __Jtl H field supplied]
Roof Curb for Small Cabinet
Note A: When unit mounting screw is used,
retainer bracket must also be used.
Roof Curb for Large Cabinet
Note A: When unit mounting screw is used,
retainer bracket must also be used.
Retlm opening
(BXC)
deck paq
Sho_
Suppod
Long
Suppod
E D
R/A
Insulated
deck pan
_Gasket around_
duct
Gasket around
outer edge \
'N\\
=.
\/
S/A
/\
UNIT SIZE
500R024-036
500R042-060
NOTES:
ODS CATALOG A B
NUMBER IN. (aM) IN. (aM)
CPRFCURB006A00 8 (203) 11 (279)
CPRFCURB007A00 14 (356) 11 (279)
CPRFCURB008A00 8 (203) 16-3/16 (411)
CPRFCURB009A00 14 (356) 16-3/16 (411)
1. Roof curb must be set lip for unit being installed.
C
IN. (MM)
16-1/2 (419)
16-1/2 (419)
17-3/8 (441)
17-3/8 (441)
D
IN. (MM)
28-3/4 (730)
28-3/4 (730)
40-1/4 (1022)
40-1/4 (1022)
E
IN. (MM)
30-3/8 (771)
30-3/8 (771)
41-15/16 (1065)
41-15/16 (1065)
F
IN. (MM)
44-5/16 (1126)
44-5/16 (1126)
44-7/16 (1129)
44-7/16 (1129)
A05308
G
IN.(aM)
45-15/16 (1167)
45-15/16 (1167)
46 - 1/16 (1169)
46-1/16 (1169)
2. Seal strip nlust be applied, as required, to unit being installed.
3. Dimension in ( ) are in millimeters.
4. Roof curb is made of 16 gauge steel.
5. Table lists only the dimensions, per part nmnber, that have changed.
6. Attach ductwork to curb (flmlges of duct rest on curb).
7. Insulated pmlels: I in. thick fiberglass 1 lb. density.
8. Dimensions are in inches.
9. When unit mounting screw is used (see Note A). a retainer bracket must be used as well. This bracket must also be used when required by code for hurricane or seismic
conditions. This bracket is available throt_gh Mierometl.
Fig. 2- Roof Curb Dimensions

MAXIMUM ALLOWABLE
DIFFERENCE (in.)
A-B B-C A-C
1/4 1/4 1/4
Fig. 3 - Unit Leveling Tolerances
C99065
I
EVAR COIL COND. COIL
Fig. 4 - Slab Mounting Detail
Y
1
ZX
2
3
Fig. 5 - Corner Weights (Lbs.)
CORNER WEIGHTS (SMALL CABINET)
Unit
Total Weight
Corner Weight 1
Corner Weight 2
Corner Weight 3
Corner Weight 4
024 030
349 349
70 70
54 54
84 84
141 141
036
373
75
58
90
150
"uO
oo
CORNER WEIGHTS (LARGE CABINET)
Unit
Total Weight
Corner Weight 1
Corner Weight 2
Corner Weight 3
Corner Weight 4
042 048
438 463
88 98
68 61
106 127
177 177
C99096
A06114
O6O
499
1O7
7O
136
186

[33R]
406 5
16001
§480
t
SUPPLY
t
TOP VIEW
_T98 6
63144]
FUL OUViR e
BRAN EI
/96[0 75] N P T
X R2 060 8T D P
3266
5703
[2245
l- 42 T
1_ 681
[iEB5i i
8310
[B2 72i
LEFT SIDE VIEW
11938
i
I
7
! £O_PRESSOR SLOWER, ELECTRIC RDAT
& ELECTRICAL ACCESS PANEL
1226 3
148 28]
FRONT VIEW
UNil
5OSROR4
5OCBORO
5BCR038
ELECTRICAL
C_ARACTERiSTiCS
208 230 I60
ROS/RRO 1 60, 2081230 R 60
208/230 l 60 ZOS/230 R 60
UNiT WT UNIT NEIGBT i CENTER OF GRAVIIY MNIIN
349 1158 3 9911i3902) I §OBO[£OO] 4S9B[193i 1 447 O[iT6]
349 ilRS 3 991113902i i 5OBO[ROO] 4S90[195i i 4470[i_6]
373 i169R %419i4/02] i 508 01200] R556[140i i RR02{iSO]
DONNER WEGT LBS /_G
ABC s
024 70/3 7 54/24 5 84138 ' 14!/64 0
050 70 3 54/D4 5 84/38 il4 /64 0
056 513 2_iRB/26 3
REQUIRED CLEARANCES TO DOMBU$_BLE MAlL MiiLiMETPRS [iNi
lOP O_ UNIT ...................... 3566 [i4OO}
DUCT SIDE O? U_iT ............. 50 8 iROOi
S_SE OPPOSITE SUCTS ........................ 3566 [_4OO}
BOTTOM OF UNIT ..................... 12 7 (050]
ELECiRIC HEAl PANEL ...................... 9i44 [3600}
NED. REQ_RED CLEARANCES.
MiLLiMETDRS [i_]
BETWEEN UNTIE, POWER ENIRY SiBE .............. 10668 [4200_
UNIT AND UNGROSNSDD SURPACBS, POWER ENTRY SIDE ..... 9140 [3800i
UNII AND BLOCK OR CONCNDTE WALLS AND OTHER
GROUNSES SURFACES, POWER ENTRY SIDE ............. 10668 [4E00i
REQUIRED CLEARANCE FOR OF'_ATION AND SERVICING
MiLLiMETERS [i_i
EVAP DOll ASCBSS SiDE ....................... 9140 [3600]
PO_ER ENIRY SISE ....... 9i40 [3600}
(EXCEPT FOR NED RDOUIREMENTS)
UNIt TOP .......... 9!40 [3600}
S;SE OPPOSITE SUETS ...................... 9140 [3600}
DUCT PANDL 304 8 [i2 00]=
=_INiMU_ D[SIA_CESziP U_iT _S PLACEO LESS INAN 304 8 [12 00i PROM WALL
SYSTDM,TNE_ STETS# PERFORMANCE MAYSE COMPROMISES
BI_4ENSIONS iN [] ARE IN INSBES
22 R [0 88] BIA HOLE
CONTROL ENTRf_ \
2 ST62
[10 87] IR4T
i
t issoi
87/
{3 43} L_:LID`
[4 S11
RIGHT SIDE VIEW
"''"'_--" i•
i"SUPeL_
BUCT j
4020 OPENING j,
[IV 8Si i
ll7 7
- 50 4 I_L'"/ L
[0201
898 - _
[3 63]
8496
[9 83]
! ! :t I
650 6
[21 67] i
_ _ 649 6 _-
[9¸83)
REAR VIEW
Fig.6 - 50CR024-036 Unit Dimensions
AO5299

355 8
i 114 01]
i RETURN
I0907
142 941
FIELD ENTRY_
SERVICE PORTS \
\\
FULl¸lOUVER •
t
TOP VIEW
LEFT SIDE VIEW
I 1193t
[4700]
44 3
i[I 74i
F_LL LO_VE_
A •
UNIT
50CR042
50CR0_8
50CRO_O
ELECIRICAL
CHARACTER_S_ICS
208 230 ] 60, 808/230 3 60
208 230 _ 60, E08/230 3 60
I 208230160, 208/230 3 60
J__Jg£T WT UNII HEGHI CENER OF GRAVITY MMIiN
'2 I'k ,i,, ,.°,, ,,, ol,o,o,,ool., o.,,,
CORNER _E GiT LBS /1(6
A 8 ] C O
88/39 9i68/30 8 106/40 ii_77/80 2
_i1 611277 127157 _ 177/80 ]
REQUIRED CLEARANCES TO COMBUSTIBLE NATL
M/LL/M[iERS [IN)
TOP OF _NI/ 355 _ i_4 00!
DUCT SIO[ Or 8_iT ................ 5O 8 12 00}
SiDE OPPOSIT[ DUCTS........................ 355_ 1i4001
_01TOM OF _NiT ................................ 127 1050}
ELEC/RIC _EAT PANEL 9_ 4 136 00/
I_EC. REQ_RfD EI.EARANEEE.
MILLIMETERS IiNi
_EY_EEN 8N/iS. PO_ER EN/RY SiSE 1066 8 _42 00_
UNIT ANO UNGROUNDEDSURFACES< ?O_ER ENTRY S_E .... 014 0 130 00/
UNiT _0 BLOC_ OR CONCRETE _LLS AND OTHER
GRBUNDE_ $_RFACES POWfR ENTRY SiDE ............. /066 8 14_00}
REQUIREDCL_RANCE FUR OPI_RATItll AND S[!tVI_NG _ILtI_ETERS [iNI
EVAP COIL ACCESS S/bE ......................... 914¸0 13600i
POW[R ENTRY SIOE 914 0 _36 00/
(EXCEPT £OR NEC REOUIREMENTS)
UNiT TOP.................................... 914¸0 136001
SiDE OPPOSITE _UCTS ............. 914¸0 13600}
DUC/ PANEL 30_8 lie 00/1
_iNI_UM 01STANCES:IF UNIT IS PLACED LESS TH_N 304_ [1200] _RO_ _ALL
SYSTE_.IHEN SESTEM PERFORMANCEMAYBE COM?RO_ISED
070 2
i8442]
COMPRESSOR, _LOWER, ELECTRIC BEAT
& EIESTRICAL ACCESS PANE{
................................ 12263 ...................... _,4
1_8281
445 [I 75] OIA _o--a
PO_ER ENIRY \
OIMENSiONS iN [1AR£ iN {NCRES
• rgLi LOUVER
4070
I_EBU}
FRONTVIEW RIGHTSIDEVIEW
L_m__ _
31 I)_CT , 3"
_---87 E!_-347 5
[343] [13 68]
_35_2 _ _35/2
{13831 {13 837
REAR VIEW
Fig. 7 - 50CR042-060 Unit l)imensions
A05300

Step 4--Rig and Place Unit
Rigging and handling of this equipment can be hazardous for many
reasons clue to the installation location (roofs, elevated structures,
etc.).
Only trained, qualified crane operators and ground support staff
should handle and install this equipment.
When working with this equipment, observe precautions in the
literature, on tags, stickers, and labels attached to the equipment, and
any other safety precautions that might apply.
Training for operators of the lifting equipment should include, but
not be limited to. the following:
1. Application of the lifter to the load. and adjustment of the
lifts to adapt to various sizes or kinds of loads.
2. Instruction in any special operation or precaution.
3. Condition of the load as it relates to operation of the lifting
kit, such as balance, temperature, etc.
Follow all applicable safety codes. Wear safety shoes and work
gloves.
INSPECTION
Prior to initial use, and at monthly intervals, all rigging brackets and
straps should be visually inspected for any damage, evidence of
wear. structural deformation, or cracks. Particular attention should
be paid to excessive wear at hoist hooking points and load support
areas. Brackets or straps showing any kind of wear in these areas
must not be used and should be discarded.
ELECTRICAL SHOCK HAZARD
Failure to follow this warning could result in personal injury
or death.
Before installing or servicing system, always turn off main
power to system. There may be more than one disconnect
switch. Turn off accessory heater power switch if applicable.
Tag disconnect switch with asuitable warning label.
UNIT FALLING HAZARD
Failure to follow this warning could result in personal injury
or death.
Never stand beneath rigged units or lift over people.
INTRODUCTION
The lifting/rigging bracket is engineered and designed to be
installed only on Small Packaged Products. This bracket is to be
used to rig/lift a Small Packaged Product onto roofs or other
elevated structures.
USE OF RIGGING BRACKET
Field Installation of Ri_in_ Bracket
1. If applicable, remove unit from shipping carton. Leave top
shipping skid on the unit for use as a spreader bar to prevent
the rigging straps from damaging the unit. If the skid is not
available, use a spreader bar of sufficient length to protect the
unit from damage.
2. Remove 4 screws in unit corner posts.
3. Attach each of the 4 nmtal rigging brackets under the panel
rain lip (See Fig. 8). Use the screws removed in step 2 above
to secure the brackets to the unit.
PROPERTY DAMAGE HAZARD
Failure to follow this warning could result in personal
injury/death or property damage.
Rigging bracket MUST be under the rain lip to provide
adequate lifting.
PROPERTY DAMAGE HAZARD
Failure to follow this warning could result in personal
injury/death or property damage.
Do not strip screws when re-securing the unit. If a screw is
stripped, replace the stripped one with a larger diameter screw
(included).
Ri_,_in_/Liftin_ of Unit
1. Bend top of brackets down approximately 30 degrees from
the corner posts.
2. Attach straps of equal length to the rigging brackets at
opposite ends of the unit. Be sure straps are rated to hold the
weight of the unit (See Fig. 9).
3. Attach a clevis of sufficient strength in the middle of the
straps. Adjust the clevis location to ensure unit is lifted level
with the ground.
4. After unit is securely in place detach rigging straps. Remove
corner posts, screws, and rigging brackets then reinstall
screws.
UNIT FALLING HAZARD
Failure to follow this warning could result in personal
injury/death or property damage.
When straps are taut, the clevis should be a minimum of 36
inches above the unit top cover.
PROPERTY DAMAGE HAZARD
Failure to follow this warning could result in personal
injury/death or property damage.
Rigging brackets for one unit use only, When removing a
unit at the end of its useful life, use a new set of brackets.
After the unit is placed on the roof curb or mounting pad. remove
the top crating. On 50CR060 units only, 2 wire ties fastened to the
outdoor coils and reversing valve/accumulator assembly must be
cut. Remove the left and front louvered panels and corner post to
access wire ties. The wire tie to be cut on the left is located
approximately 4 in. down the tube sheet. The wire tie to be cut on
the right is located approximately 6 in. down the tube sheet.

nDETAIL A
Fig. 8 - Rigging Bracket Under Unit Rain Lip
C03017
MINIMUM HEIGHT: 36
UNIT HEIGHT
SEE DETAIL
A06113
UNIT SIZE
500R024
500R030
500R036
500R042
500R048
50CR060
MAXIMUM SHIPPING WEIGHT
Lb
372
372
395
462
485
521
Kg
169
169
179
210
22O
236
Fig. 9-Suggested Rigging

Step5--SelectandInstallDuctwork
The design and installation of the duct system must be in accordance
with the standards of the NFPA for installation of non-residence
type air conditioning and ventilating systems, NFPA 90A or
residence type. NFPA 90B and/or local codes and ordinances.
Select and size ductwork, supply-air registers, and return air grilles
according to ASHRAE (American Society of Heating,
Refrigeration. and Air Conditioning Engineers) recommendations.
The unit has duct flanges on the supply- and return - air openings on
the side of the unit.
ELECTRICAL OPERATION HAZARD
Failure to follow this warning could result in personal injury
or death.
For vertical supply and return units, tools or parts could drop
into ductwork, therefore, install a 90 degree turn in the return
ductwork between the unit and the conditioned space. If a 90
degree elbow cannot be installed, then a grille of sufficient
strength and density should be installed to prevent objects
from falling into the conditioned space. Units with electric
heaters require 90 degree elbow in supply duct.
When designing and installing ductwork, consider the following:
1. All units should have field-supplied filters or accessory filter
rack installed in the return-air side of the unit.
Recommended sizes for filters are shown in Table 1.
2. Avoid abrupt duct size increases and reductions. Abrupt
change in duct size adversely affects air performance.
IMPORTANT: Use flexible connectors between ductwork and
unit to prevent transmission of vibration. Use suitable gaskets to
ensure weather tight and airtight seal. When electric heat is installed,
use fireproof canvas (or similar heat resistant material) connector
between ductwork and unit discharge connection. If flexible duct is
used. insert a sheet metal sleeve inside duct. Heat resistant duct
connector (or sheet metal sleeve) must extend 24-in. from electric
heater element.
3. Size ductwork for max cooling air quantity (400 cfm/ton).
4. Seal, insulate, and weatherproof all external ductwork. Seal,
insulate and cover with a vapor barrier all ductwork passing
through conditioned spaces. Follow latest Sheet Metal and
Air Conditioning Contractors National Association
(SMACNA) and Air Conditioning Contractors Association
(ACCA) minimum installation standards for residential
heating and air conditioning systems.
5. Secure all ducts to building structure. Flash, weatherproof,
and vibration-isolate duct openings in wall or roof
according to good construction practices.
CONVERTING HORIZONTAL DISCHARGE UNITS
DOWNFLOW (VERTICAL) DISCHARGE UNITS
ELECTRICAL SHOCK HAZARD
Failure to follow this warning could result in personal injury
or death.
Before installing or servicing system, always turn off main
power to system. There may be more than one disconnect
switch.Turn off accessory heater power switch if applicable.
TO
1. Open all electrical disconnects and install lockout tag before
starting any service work.
2. Remove side duct covers to access bottom return and supply
knockouts.
NOTE: These panels are held in place with tabs similar to an
electrical knockout.
3. Use a screwdriver and hammer to remove the panels in the
bottom of the composite unit base.
4. Ensure the side duct covers are in place to block off the
horizontal air openings (See Fig. 11).
Step 6--Provide for Condensate Disposal
NOTE: Ensure that condensate-water disposal methods comply
with local codes, restrictions, and practices.
The units dispose of condensate through a 3/4 in. NPT female fitting
that exits on the compressor end of the unit. Condensate water can
be drained directly onto the roof in rooftop installations (where
permitted) or onto a gravel apron in ground level installations.
Install a field-supplied condensate trap at end of condensate
connection to ensure proper drainage. Make sure that the outlet of
the trap is at least 1 in. lower than the drain-pan condensate
connection to prevent the pan from overflowing. Prime the trap with
water. When using a gravel apron, make sure it slopes away from the
unit.
If the installation requires draining the condensate water away from
the unit, install a field-supplied 2-in. trap at the condensate
connection to ensure proper drainage. Condensate trap is available
as an accessory or is field-supplied. Make sure that the outlet of the
trap is at least 1 in. lower than the unit drain-pan condensate
connection to prevent the pan from overflowing. Connect a drain
trough using a minimum of field-supplied 3/4 -in. PVC or
field-supplied 3/4 -in. copper pipe at outlet end of the 2 -in. trap
(See Fig. 12). Do not undersize the tube. Pitch the drain trough
downward at a slope of at least i in. for every 10 ft. of horizontal run.
Be sure to check the drain trough for leaks. Prime the trap at the
beginning of the cooling season start-up.
n

UNIT SIZE
NOMINAL CAPACITY (ton)
OPERATING WEIGHT (lb.)
Compressor
Refrigerant (R-410A) Quantity (lb.)
REFRIGERANT METERING DEVICE
ORIFICE OD (in.)
OUTDOOR COIL
Rows...Fins/in,
Face Area (sq. ft,)
OUTDOOR FAN
Nominal Cfm
Diameter
Motor HP (RPM)
INDOOR COIL
Rows...Fins/in,
Face Area (sq. ft,)
INDOOR BLOWER
Nominal Airflow (Cfm) Comfort
Efficiency
Max
Size (in,)
Motor HP (RPM)
HIGH-PRESSURE SWITCH (psig)
Cutout
Reset (Auto)
LOSS-OF-CHARGE/LOW-PRESSURE SWITCH
(Liquid Line) (psig)
Cutout
Reset (Auto)
Return-Air Filters (in.)*
Throwaway
_Required filter sizes shown are based on the larger of tile ARI
Table 1--Physical Data -Unit 50CR
024 030 036 042 048 060
2 2-1/2 3 3-1/2 4 5
350 350 373 440 463 499
Scroll
7.5 8 9.5 t0.8 11.5 14.0
TXV
0.035 (2) 0.038 (2) 0.038 (2)0.035 (2)
2...21
12.3
27O0
22
I/8 (825)
3...15
3.7
2...21
12.3
27OO
22
1/8 (825)
3...15
3.7
2...21
13.6
280O
22
I/8 (825)
4...15
3.7
2...21
15.4
28O0
22
I/8 (825)
3...15
4.7
0.088 (Left OD Coil)
0.046 (Right OD Coit)
2...21
17.2
3300
22
I/4 (1100)
4...15
4.7
0,042 (Left OD Coil)
0.052 (Right OD Coil)
2...21
19.4
3300
22
I/4 (1100)
4...17
5.7
Variable based on Comfort Roll back (see User Interface instructions for more information).
700 875 1050 1225 1400 1750
800 1000 1200 1400 1600 2000
10xt0 10x10 tlx10 1tx10 1tx10 1tx10
1/2 t/2 3/4 3/4 3/4 1
650 -+ 15
420 -+25
20-+ 5
45-+ 10
20x24x1 20x24x1 24x30x1 24x36x1 24x36x1 24x36x1
Air Conditioning and Refrigeration Institute) rated cooling airflow or the heating airflow velocity of 300 ftiminute
for throwaway type or 450 ft/'mimee for high capacity type. Air filter pressure drop for non standard filters must not exceed 0.og in. wg.
USER
INTERFACE
TOP COVER
_FROM
GASLINE
DISCONNECT
PER NEC*
*NEC - NATIONAL ELECTRICAL CODE
Fig. 10 - Typical Installation
A06091
10

Ducl Covers
Fig. 11 - 50CR with Duct Covers On
A05301
1" (25mm) MIN,
t
cg9013
Fig, 12 -Condensate Trap
Step 7--Instan Electrical Connections
ELECTRICAL SHOCK HAZARD
Failure to follow this warning could result in personal injury
or death.
The unit cabinet must have an uninterrupted, unbroken
electrical ground to minimize the possibility of personal injury
if an electrical fault should occur. This ground may consist of
an electrical wire connected to the unit ground screw in the
control compartment, or conduit approved for electrical
ground when installed in accordance with NEC, ANSI/NFPA
American National Standards Institute/National Fire
Protection Association (latest edition) (in Canada, Canadian
Electrical Code CSA C22.1) and local electrical codes.
HIGH-VOLTAGE CONNECTIONS
The unit must have a separate electrical service with a
field-supplied, waterproof disconnect switch mounted at, or within
sight from the unit. Refer to the unit rating plate, NEC and local
codes for maximum fuse/circuit breaker size and minimum circuit
amps (ampacity) for wire sizing (See Table 2 for electrical data).
The field-supplied disconnect may be mounted on the unit over the
high-voltage inlet hole (See Fig. 6 and 7).
If the unit has an electric heater, a second disconnect may be
required. Consult the Installation, Start-Up, and Service
Instructions provided with the accessory for electrical service
connections.
Operation of unit on improper line voltage constitutes abuse and
may cause unit damage that could affect warranty.
11
UNIT COMPONENT DAMAGE HAZARD
Failure to follow this caution may result in damage to the unit
being installed.
i. Make all electrical connections in accordance with NEC
ANSI/NFPA (latest edition) and local electrical codes
governing such wiring. In Canada. all electrical
connections must be in accordance with CSA standard
('22. i Canadian Electrical Code Part i and applicable local
codes. Refer to unit wiring diagram.
2. Use only copper conductor for connections between
field-supplied electrical disconnect switch and unit. DO
NOT USE ALUMINUM WIRE.
3. Be sure that high-voltage power to unit is within operating
voltage range indicated on unit rating plate. On 3-phase
units, ensure phases are balanced within 2 percent. Consult
local power company for correction of improper voltage
and/or phase imbalance.
4. Insulate low-voltage ``vires for highest voltage contained
within conduit when lo``v-voltage control ``vires are in same
conduit as high-voltage ``vires.
5. Do not damage internal components when drilling through
any panel to mount electrical hard``vare, conduit, etc.
ROUTING POWER LEADS INTO UNIT
Use only copper wire between disconnect and unit. The high
voltage leads should be in a conduit until they enter the duct panel;
conduit termination at the duct panel must be watertight. Run the
high-voltage leads through the power entry knockout on the power
entry side panel. See Fig. 6 and 7 for location and size. For
single-phase units, connect leads to the black and yellow ,,vires ; for
3 -phase units, connect the leads to the black, yellow, and blue wires.
CONNECTING GROUND LEAD TO GROUND SCREW
Connect the ground lead to the chassis using the ground screw in the
wiring splice box (See Fig. 14 and 17).
ROUTING CONTROL POWER WIRES
For detailed instruction on the low voltage connections to the User
Interface (UI), refer to the UI installation guide.
Form a drip-loop with the control leads before routing them into the
unit. Route the low voltage control leads through grommeted,
low-voltage hole provided into unit (See Fig. 6 and 7). Connect user
interface leads to unit control power leads as shown in Fig. 14.
The unit transformer supplies 24-v power for complete system
including accessory electrical heater. A fuse is provided in the 24-v
circuit on the control board (See Fig. 19); see the caution label on
the transformer. Transformer is factory wired for 230-v operation.
If supply voltage is 208-v, rewire transformer primary as described
in Special Procedures for 208-v Operation section.

UNIT SIZE
024
030
036
042
048
060
V-PH-HZ
208/230-1-60
208/230-1-80
208/230-1-60
208/230-3-80
208/230-1-60
208/230-3-60
208/230-1-60
208/230-3-60
208/230-1-60
208/230-3-80
Table 2--Electrlcal Data--50CR
VO LTAG EELECTRIC HEAT SINGLE POINT POWER
RANGE
MIN MAX
t87 253
187 253
187 253
187 253
t87 253
187 253
187 253
187 253
187 253
187 253
COMPRESSOR OFM IFM
FLA FLA NOMINAL
RLA LRA kW*
-/-
3.8/5
13.5 61 .O 0.9 4.3 5,4/7,2
7.5/10,O
-/-
3,8/5
15.9 73.0 0.9 4.3 5.4/7.2
7.5/10.0
-/-
3.8/5
18.9 83.0 0.9 8.8 5.4/7.2
7.5/10.0
11.3/15.0
-/-
3,8/5,0
12.2 77.0 1.8 6.8 7,5/1 O,O
11.3/15.0
-/-
3.8/5.o
5.4/7.2
22.4 t05.0 0.9 6.8 7.5/10.0
11.3/15.0
15.0/20.0
-/-
3.8/5.o
15.4 88.0 0.9 8.8 7,2/10.0
tl.3/15,0
15.0/20.0
-/-
3,8/5,0
5.4/7.2
21.3 109.0 1.6 8.8 7,5/10.0
11.3/15.0
15.0/20.0
-/-
3.8/5.0
14.7 91.0 1.6 8.8 7,5/10.0
tl.3/15.0
15.0/20.0
-/-
3,8/5,0
5.4/7.2
26,9 145.0 1.5 9.t 7,5/10.0
tl.3/15.0
15.0/20.0
-/-
3,8/5,0
17.6 123.0 1.5 9.1 7,5/10.0
11.3/15.0
t 5, 0/20.0
FLA
-/-
18.1/20.8
26.0/30.0
36.1/41.7
-/-
18.1/20.8
28.0/30.0
38.1/41.7
-/-
18.1/20,8
28.0/30.0
36.1/41.7
54.2/62.5
-/-
10.4/12,0
20.8/24.1
31.3/36.1
-/-
18.1/20,8
28.0/30.0
36.1/4t .7
54.2J82.5
72.2/83.3
-/-
10.4/12,0
20.8/24.1
31.3/36.1
41.6/48.0
-/-
18.1/20.8
28.0/30.0
36.1/41.7
54.2J82.5
72.2/83.3
-/-
10.4/12.0
20.8/24.1
31.3/36.1
41.8/48.0
-/-
18.1/20.8
28.0/30.0
38.1/41.7
54.2J82.5
72.2/83.3
-/-
10.4/12,0
20.8/24.1
31.3/38.1
41.6/48.0
SUPPLY
MCA MOCP
22,1/22.1 30/30
44.8/48.1 50/50
54.8/59.6 60/60
67,2/74.2 70/80
25.1/25.1 30/30
47.8/51.1 50/60
57,6/82.6 60/70
70.2/77.2 80/80
29.5/29.5 35/35
52,1/55.6 60/60
82,0/87.0 70/70
74.7/81.6 80/90
97.2/107.7 100/110
23.7/23.7 30/30
38.7/38.7 45/45
49,7/53.7 50/60
82.7/88.8 70/70
35.7/35.7 45/45
58,3/81.7 70/70
88.2/73.2 80/80
80.8/87.8 90/90
108,4/118.8 110/125
128.0/139.9 150/150
27.0/27.0 35/35
40,0/42.0 50/50
53.0/57.0 80/60
66.0/72.1 70/80
78,9/86.9 80/90
35.0/35.0 45/45
57.6/61.1 70/70
87.5/72.5 80/80
80.2/87.1 90/90
102.7/118.2 110/125
125.3/139.2 150/150
28.8/26.8 35/35
89.8/41.8 50/50
52.8/56.8 80/60
65.9/71.9 70/80
78.7/86.7 80/90
44.2/44.2 80/60
68.8/70.3 80/90
78.7/81.7 90/1 O0
89.4/96.3 100/110
ttl.9/122.4 t25/125
184.5/148.4 150/150
34.8/34.6 40/40
47.6/49.6 60/60
60.7/84.7 70/70
73.7/79.7 80/80
86.6/94.6 90/1 O0
12

LEGEND ,, @US
FLA -- Full Load Amps
LRA -- Locked Rotor Amps Lw
MCA -- MinimumCircuitAmps
MOCP -- Maximum Overcurrent Protection
RLA -- Rated Load Amps
NOTES:
1. In compliance with NEC (National Electrical Code) requirements
for multimotor and combination load equipment (refer to NEC
Articles 430 and 440, the overcurrent protective device for the
unt sha be Power Supply fuse. The CGA (Canadian Gas
Association) units may be fuse or circuit breakeE
2. Minimum wire size is based on 60 C copper wire. Ifother than
60 Cwire is used, or if length exceeds wire length in table,
determine size from NEC.
3. Unbalanced 3-Phase Supply Voltage
Never operate a motor where a phase imbalance in supply volt-
age is greater than 2%. Use the following formula to determine
the percentage of voltage imbalance
% Voltage imbalance
= 100 x max voltage deviation from average voltage
average voltage
. Heater capacity (kW) based on heater voltage of 208v & 240v.
If power distibution voltage to unit varies from rated heater
voltage, heater kW will vary accordingly.
EXAMPLE: Supply voltage is 230-3-60.
A B C AB = 228 v
BC = 231 v
AC = 227 v
Average Voltage = 228 + 231 + 227
3
= 68._6
g
=229
Determine maximum deviation from average voltage.
(AB) 229- 228 = 1 v
(BC) 231 - 229 = 2 v
(AC) 229- 227 = 2 v
Maximum deviation is 2 v.
Determine percent of voltage imbalance
2
% Voltage Imbalance = 100 x --
229
= 0.8%
This amount of phase imbalance is satisfactory as it is below the
maximum allowable 2%.
IMPORTANT: If the supply voltage phase imbalance is
more than 2%, contact your local electric utility company
immediately.
C03014
Fig. 13 - Electrical Data Legend
User Interface
Humidifier
(Optional)
N
Infinity Control Board
:
m
m
m
Outdoor Air Therrnisto[
(if used)
LEGEND
Field Control-Voltage Wiring
Fig. 14 - Control Voltage Wiring Connections
A05302
13

II
UN!T COMPO_£N_ ARRANGEMENT
IZ3
Fq
............LEGEND
k_S PR[SS_£ES_]gC_
_VS _lXrSl_ WlVU
,o_s
2 SEE_RIC_P_GESro_ USE_I_TE_E _ S_BSAS[S
r_ SEO_CE C_D _TUZ_
G G
_E_!ZED _E EN_RGJZ_
D } > SW!TCH SETTINGS
co.,r_ss_, orr m_,
_,r,os, _, ,e,,,_,e ,o,,_, ,, _r ,s cosr_
!50CR500007 ] 7.0
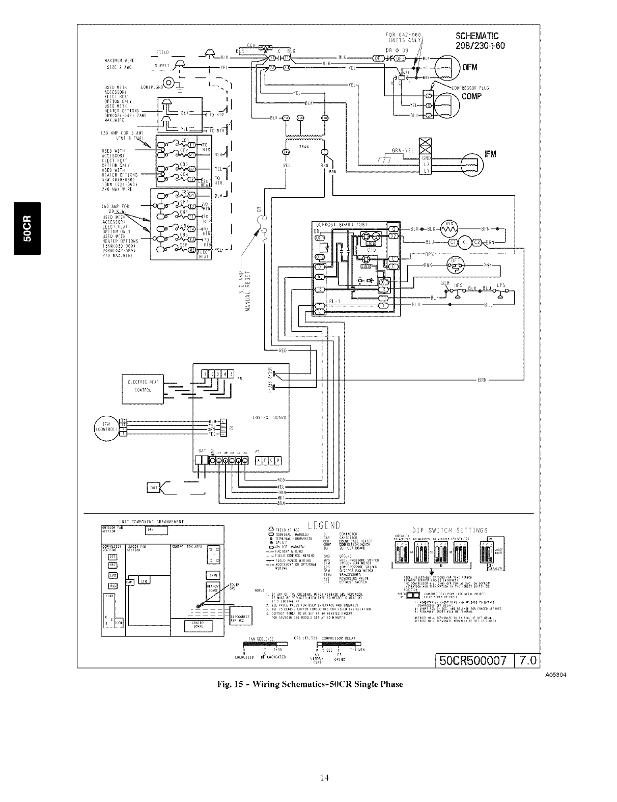
Fig. 15 -Wiring SchematicsISOCR Single Phase
A05304
14

COSTROL BOARD
BkN --
)viDooii_41_COmPONEnT ARRANGEMENT
E_
w
_, ............LEGEND
_o_P _O_ESSO__o_o_
--* FIEL_ pO_R _RING _P l_IO0 /AN _00
G G 1
E_ERGIZ_D _E E_ER_IZ_O CLOSES O_E_
_AT
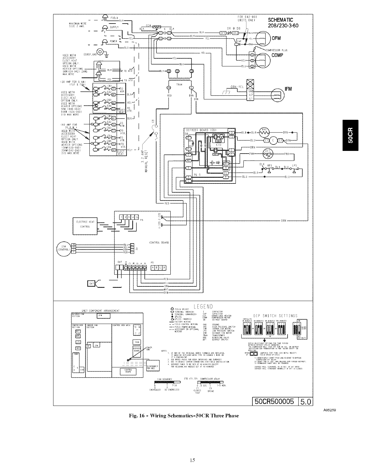
150CR500005]5.0
Fig. 16 -Wiring Schematics-50CR Three Phase
A05259
II
15

GROUNDSCREW
(INSPLICEBOX)
SINGLE-PHASE
CONNECTIONS
TO DISCONNECT
PER NEC
GROUND
LEAD
L1 ......
L2
3-PHASE L3
CONNECTIONS
LEGEND
NEC - National Electrical Code
- - - Field Wiring
_,_ Splice Connections
-- _BLK--
- - _YEL--
- -- _BLU--
NOTE: Use copper wire only.
Fig. 17 - Line Power Connections
C99057
Fig. 18 - Control Plate
AO530S
The low-voltage circuit is fused by a board-mounted automotive
fuse placed in series with transformer SEC1 and R circuit. The C
circuit of transformer circuit is referenced to chassis ground through
a printed circuit run at SEC2 and metal control board mounting
eyelets. Check to be sure control board is mounted securely using
both factory-installed screws.
ACCESSORY INSTALLATION
A. Accessory Electric Heaters
Electric heaters may be installed in 50CR per instructions supplied
with electric heater package. See unit rating plate for
factory-approved electric heater kits.
NOTE: Units installed without electric heat should have a
factory-supplied sheet metal block-off plate installed over heater
opening. This reduces air leakage and formation of exterior
condensation.
B. Outdoor Air Thermistor (OAT)
A 2-screw terminal strip is provided for connection of an outdoor
temperature thermistor. This strip is marked OAT.
NOTE: While the installation of an outdoor temperature sensor
using the Infinity control board OAT terminals is optional, certain
Infinity features (ComfortHeat, electric heat lockout, auto humidity
control) will be lost.
OAT input is used to supply outdoor temperature data for system
level functions and for temperature display on User Interface.
Using two ,,vires of field-supplied thermostat wire cable, wire one
lead of thermistor to one screw terminal and the other lead to
remaining screw terminal: there is no polarity to be observed. It is
strongly recommended that two ,,vires be used to connect the
thermistor to eliminate noise interference in temperature reading. If
there are not two spare ,,vires available in cable, one wire may be
used to connect thermistor to OAT screw terminal 1 and the other
lead of the thermistor can be wired to 24-vac COM (C) wire. OAT
screw terminal 1 is terminal located closest to the ABCD system
communications and is marked with a small number 1 next to the
terminal strip.
NOTE: Mis-wiring OAT inputs will not cause damage to either
Infinity control or thermistor. If the thermistor is wired incorrectly,
no reading will appear at User Interface. Re-wire thermistor
correctly for normal operation.
C. Humidifier Connections
The Infinity control board terminal marked HUM is provided for
low voltage (24-vac) control of a humidifier. No humidistat is
required as User Interface monitors indoor humidity. When
commanded to operate humidifier, the unit control will energize the
HUM output to turn humidifier on and de-energize HUM output to
turn humidifier off. Wire HUM and C terminals directly to
humidifier as shown in Fig. 14.
SPECIAL PROCEDURES FOR 208-V OPERATION
Be sure unit disconnect switch is open.
Disconnect the yellow primary lead from the transformer. See unit
wiring label. (See Fig. 15, 16 and 18)
Connect the yellow primary lead to the transformer terminal labeled
200-v.
16

SEO-2
m
}
SEO-1 o
:=
o
o
Fig. 19 - Detail of Printed Circuit Board
PRE- START- UP
A03169
FIRE, EXPLOSION, ELECTRICAL SHOCK HAZARD
Failure to follow this warning could result in personal injury
or death and/or property damage.
1. Follow recognized safety practices and wear protective
goggles when checking or servicing refrigerant system.
2. Do not operate compressor or provide any electric power
to unit unless compressor ternainal cover is in place and
secured.
3. Do not remove compressor terminal cover until all
electrical sources are disconnected and tagged.
4. Relieve and recover all refrigerant from system before
touching or disturbing anything inside terminal box if
refrigerant leak is suspected around compressor terminals.
5. Never attempt to repair soldered connection while
refrigerant system is under pressure.
6. Do not use torch to remove any component. System
contains oil and refrigerant under pressure.
7. To remove a component, wear protective goggles and
proceed as follows:
a. Shut off electrical power to unit and install lockout
tag.
b. Relieve and reclaim all refrigerant from system
using both high- and low-pressure ports.
c. Cut component connecting tubing with tubing
cutter and remove component from unit.
d. Carefully unsweat remaining tubing stubs when
necessary. Oil can ignite when exposed to torch
flame.
Use the Start-Up Checklist supplied at the end of this book and
proceed as follows to inspect and prepare the unit for initial start- up:
1. Remove all access panels.
2. Read and follow instructions on all DANGER, WARNING,
CAUTION. and INFORMATION labels attached to, or
shipped with unit.
3. Make the following inspections:
a. Inspect for shipping and handling damages, such as
broken lines, loose parts, disconnected wires, etc.
b. Inspect for oil at all refrigerant tubing connections and on
unit base. Detecting oil generally indicates a refrigerant
leak. Leak test all refrigerant tubing connections using
electronic leak detector, or liquid-soap solution. If a
refrigerant leak is detected, see following Check for
Refrigerant Leaks section.
c. Inspect all field- and factory-wiring connections. Be
sure that connections are completed and tight.
d. Ensure wires do not touch refrigerant tubing or sharp
sheet metal edges.
e. Inspect coil fins. If damaged during shipping and
handling, carefully straighten fins with a fin comb.
4. Verify the following conditions:
a. Make sure that outdoor fan blade is correctly positioned
in fan orifice (See Fig. 24).
b. Make sure that condensate drain pan and trap are filled
with water to ensure proper drainage.
c. Make sure that all tools and miscellaneous loose parts
have been removed.
5. Compressors are internally spring mounted. Do not loosen
or remove compressor holddown bolts.
6. Each unit system has two Schrader-type ports, one low-side
Schrader fitting located on the suction line, and one
high-side Schrader fitting located on the compressor
discharge line. Be sure that caps on the ports are tight.
START-UP
Step 1--Unit Start-Up
NOTE: Always check high- and low-voltage supply to the unit
components. Check the integrity of the plug receptacle connections
and unit wiring harness prior to assuming a component failure.
A. LED Description:
LEDs built into Infinity " control board provide installer or service
person information concerning operation and/or fault condition of
the unit control and ECM motor. This information is also available
at the system user interface in text with basic troubleshooting
instructions. Careful use of information displayed will reduce the
need for extensive manual troubleshooting.
The amber LED located at bottom center of control adjacent to
motor harness plug is Motor Status LED and it is labeled MOTOR.
A second amber LED located in upper right center of control
adjacent to System Communications connector (A,B,C,D) is the
System Status LED and it is labeled STATUS. The green LED
labeled COMM is also located adjacent to System Communications
connector, below STATUS LED, and is used as an indicator of
system communications status. Status Codes will be displayed on
the STATUS LED using the following protocol:
1. The number of short flashes indicates first digit of code.
2. The number of long flashes indicates second digit of code.
3. A short flash is 0.25 seconds on. A long flash is i second on.
4. The time between flashes is 0.25 seconds.
5. The time between last short flash and first long flash is 1
second.
6. The LED will be off for 2.5 seconds before repeating code.
B. Control Start-Up and System Communications
Troubleshooting:
On power up, green COMM LED will be turned off until successful
system communications are established (this should happen within
17
n

10 seconds). Once conmmnications with User Interface are
successful, COMM LED will be lit and held on. At the same time,
amber STATUS LED will be lit and held continuously on until a
request for operating mode is received. The STATUS LED will be
on any time unit is in idle mode.
If. at any time, communications are not successful for a period
exceeding 2 minutes, the Infinity control will only allow emergency
heating or cooling operation using a common thermostat and the R,
C, Y. O, W terminal strip connections and will display Status (;ode
16, System Communication Fault, on amber STATUS LED. No
further troubleshooting information will be available at User
Interface until communications are re-established.
If COMM LED does not light within proper time period and status
code is not displayed;
1. Check system transformer high- and low-voltage to be sure
the system is powered.
2. Checkfuseoncontrolboardtobe sureitisnotblown. Iffuse
is open, check system wiring before replacing it to be sure a
short does not cause a failure of replacement fuse.
If COMM LED does not light within proper time period and status
code is displayed,
1. Check system wiring to be sure User Interface is powered
and connections are made A to A, B to B, etc. and wiring is
not shorted. Mis-wiring or shorting of the ABCD
communications wiring will not allow successful
communications.
NOTE: Shorting or mis-wiring low-voltage system wiring will not
cause damage to unit control or user interface but may cause low
voltage fuse to open.
C. ECM Motor Troubleshooting
The ECM motor used in this product consists of two parts: the
control module and the motor winding section. Do not assunre
motor or module is defective if it will not start. Use the designed-in
LED information aids and follow troubleshooting steps described
below before replacing motor control module or entire motor.
Motor control module is available as a replacement part.
VERIFY MOTOR WINDING SECTION
ELECTRICAL SHOCK HAZARD
Failure to follow this warning could result in personal injury
or death.
After disconnecting power from the ECM motor, wait at least
5 minutes before removing the control section. Internal
capacitors require time to discharge.
Before proceeding to replace a motor control module:
1. Check motor winding section to be sure it is functional.
2. Remove motor control module section and unplug winding
plug. Motor shaft should turn freely, resistance between any
two motor leads should be similar and resistance between
any motor lead and unpainted motor end should exceed
100,000 ohms.
3. Failing any of these tests, entire ECM motor must be
replaced.
4. Passing all of the tests, motor control module alone can be
replaced.
MOTOR TURNS SLOWLY
1. Low static pressure loading of blower while access panel is
removed will cause blower to run slowly. Particularly at low
airflow requests. This is normal, do not assume a fault exists.
2. Recheck airflow and system static pressure using User
Interface service screens with access panel in place.
NOTE: Blower motor faults will not cause a lockout of blower
operation. The unit control will attempt to run the blower motor as
long as User Interface maintains a demand for airflow. The unit
control will not operate electric heaters while a fault condition
exists. The unit control communicates with the motor at least once
every five seconds, even when the motor is idle. If, during operation.
the unit control does not communicate with the motor for more than
25 seconds, the motor will shut itself down and wait for
communications to be reestablished.
D. Using Motor LED in Troubleshooting
The MOTOR LED is connected to the blower motor
comnmnication line and works with the unit control microprocessor
and the STATUS LED to provide unit operation and
troubleshooting infornration. When the motor is commanded to
operate, the MOTOR LED will be turned on and will flash each time
instructions are sent to the motor. When the motor is commanded to
stop, the MOTOR LED will be turned off.
If the MOTOR LED is lit, flashing, and the motor is running, or if
the MOTOR LED is off and the motor is stopped, operation is
normal and no motor fault exists.
If the MOTOR LED is lit, flashing, and the motor does not run, or
if the MOTOR LED is off and the motor is running, check the
STATUS LED for the Status (;ode. Refer to the troubleshooting
instructions for the indicated Status Code in Section E, Unit
Troubleshooting.
E. Unit Troubleshooting
Unit faults indicated by flashing codes on the amber system
STATUS LED can be resolved using troubleshooting information
provided below. Codes are listed in order of their priority, highest
to lowest. Though multiple faults can exist at any time, only the
highest priority code will be displayed on STATUS LED. Clearing
the indicated fault when multiple faults exist will cause the next
highest priority Status (;ode to be flashed. All existing faults, as well
as a fault history, can be viewed at User Interface.
STATUS CODE 45, CONTROL BOARD TEST FAULT
Unit control has failed internal start-up tests and must be replaced.
No other service procedure will correct.
STATUS CODE 37, HEATER OUTPUT SENSED "ON" WHEN
NOT ENERGIZED:
Unit control is provided with circuitry to detect presence of a 24-vac
signal on electric heater stage 1 and stage 2 outputs.
If unit control detects a 24-vac signal on either heater stage output
and it is not supplying signal, Status (;ode 37 will be displayed on
STATUS LED. Unit control will turn off output and command
blower motor to supply an airflow determined to be safe for current
operation mode with electric heaters energized.
To find the fault:
1. Stop all system operations at User Interface and check heater
stage 24-vac outputs.
2. Disconnect electric heater at power and check heater wiring
for faults. See Status (;ode 36 for more information.
STATUS CODE 44. MOTOR COMMUNICATION FAULT
The MOTOR LED is connected to the blower motor
communication line and works with the unit control microprocessor
and STATUS LED to provide unit operation and troubleshooting
information.
When motor is commanded to operate, the MOTOR LED will be
turned on and will flash each time instructions are sent to the motor.
18

Whenthemotoriscommandedtostop,theMOTORLED,,villbe
turnedoff.TheMOTORLEDwill notflashto indicate
communicationswhenitisturnedoff.
Unitcontrolisconstantlycommunicatingwiththemotor,even
whenthemotorandMOTORLEDareoff.If motordoesnot
acknowledgereceiptofcommunications,thecontrolwilldisplay
Status(;ode44onSTATUSLEDandcontinueto try to
communicatewith the motor.If motoracknowledges
communication,statuscodewillbecleared.
IfMOTORLEDislitandflashingandmotordoesnotrun:
1.ChecktheSTATUSLED.IfSTATUSLEDisindicatinga
Status44code,checkthemotorwiringharnessforproper
connectiontocontrolandmotorreceptacles.
2.Checkmotorwiringharnesstobesureallwiringcomplies
withwiringdiagramdescription,makesacompletecircuit
fromconnectortoconnector,andisnotshorted.
3.Check12-vdclowvoltagesupplytomotoratpins1(+)and
2(-)ofmotorheaderconnectiontounitcontrol.
Ifallchecksarenormal,unitcontrolisgoodandcontrolmoduleon
motormayneedreplacement.CheckmotorandMotorControl
Modulefollowingtheinstructionsin SectionC,ECMMotor
Troubleshooting.
Shortedormis-wiringofthelowvoltagemotorharnesswiringwill
notcausedamagetounitcontrolortomotorcontrolmodule.
If theMOTORLEDisoff.STATUSLEDisindicatingaStatus
(;ode44andmotorisrunning:
1.Disconnectthemotorharnessattheunitcontrol.Ifmotor
continuestorun.unitcontrolisgoodandcontrolmoduleon
motormayneedreplacement.
STATUSCODE25,INVALIDMOTOR/MODEL SELECTION
On initial start-up, unit control shall poll motor for its size data and
check unit size data stored in unit control memory.
1. If motor size is incorrect for unit size or size data is invalid,
Status Code 25 will be displayed on STATUS LED.
2. If model size data is missing (as is the case when a
replacement control board is installed), system User
Interface will prompt installer to enter correct model size
from a list of valid sizes.
3. If motor size is incorrect for model size, motor must be
replaced with proper size motor. Unit control will not
respond to operation requests until this fault condition is
resolved.
STATUS (;ODE 26. INVALID HEATER SIZE
On initial power-up, unit control will write into memory electric
heater size as read from heater if heater is provided with Identifier
Resistor (IDR). Heater size must be valid for combination of indoor
and outdoor components installed. Unit control will read IDR value
connected to pins 1 and 2 of heater harness connector. If no resistor
is found, system User Interface will prompt installer to verify that no
heater is installed. Verifying that this is correct will establish that the
unit is operating without an electric heater accessory. Upon
choosing negative option, installer will be prompted to select heater
size installed from a list of valid heater sizes for unit size installed.
If heater ID resistor value read is invalid, Status Code 26 will be
displayed on STATUS LED.
If heater installed is equipped with a resistor connected to pins i and
2 of heater harness connector and status code 26 is displayed on
STATUS LED:
1. Check wiring harness connections to be sure connections are
secure.
2. If symptoms persist, disconnect wiring harness at unit
control board and check for a resistance value greater than
5000 ohms.
3. Check for proper wiring of resistor assembly.
4. Make sure heater size installed is an approved size for unit
and size installed.
NOTE: Unit control will not operate electric heater until this Status
Code is resolved. If the heater size is set through the User Interface.
the heater will be operated as a single stage heater. If staging is
desired, the IDR value must be read in by the unit control.
STATUS CODE 36. HEATER OUTPUT NOT SENSED WHEN
ENERGIZED
Unit control is provided with circuitry to detect presence of a 24-vac
signal on electric heater stage 1 and stage 2 outputs.
If unit control energizes either heater stage and does not detect the
24-vac signal on output, Status Code 36 will be displayed on the
STATUS LED, unit control will continue to energize heater
output(s) and adjust blower operation to a safe airflow level for
energized electric heat stage(s).
To find the fault:
1. Check for 24-vac on heater stage outputs. Unit control or
sensing circuit may be bad.
NOTE: It may be useful as an electric heater troubleshooting
procedure to disconnect the system communications to force Status
Code 16 enabling of emergency heat mode. It is difficult to know
which heater output is energized or not energized in normal
operation. When unit is operated in emergency heat mode using
electric heaters, both outputs are energized and de-engergized
together. Terminal strip inputs to control can then be connected R to
W to turn on both electric heat outputs. Heater output sensing
circuits can then be checked to resolve Status Code 36 or 37
problems.
STATUS CODE 41, BLOWER MOTOR FAULT
If MOTOR LED is lit and flashing and motor does not run:
1. Check STATUS LED. If STATUS LED is indicating Status
Code 41, motor control has detected that the motor will not
come up to speed within 30 seconds of being commanded to
run or that the motor has been slowed to below 250 rpm for
more than 10 seconds after coming up to speed. Motor
wiring harness and unit control are operating properly, do
not replace.
2. Check to be sure that the blower wheel is not rubbing the
housing.
3. Check motor to be sure that the motor shaft is not seized
(motor control module must be renroved and electronics
disconnected from windings to perform this check
properly).
4. Check motor windings section following instructions in
Section C, ECM Motor Troubleshooting.
If all these checks are normal, the motor control module may need
replacement.
STATUS CODE 16. SYSTEM COMMUNICATION FAULT
If, at any time, system communications are not successful for a
period exceeding 2 minutes, the unit control will only allow
emergency heating or cooling operation using a common
thermostat, and the R, C, Y. O, W terminal strip connections and,,vill
display Status code 16 on the amber STATUS LED (see section E,
Emergency Heating and Cooling Modes). No further unit
troubleshooting information will be available at the User Interface
until communications are re-established.
19

ChecksystemwiringtobesuretheUserInterfaceispoweredand
connectionsaremadeAtoA,BtoB.etc.,andwiringisnotshorted.
Mis-wiringorshortingoftheABCDcommunicationswiringwill
notallowsuccessfulcommunications.Correctingwiringfaultswill
clearthecodeandre-establishcommunications.
Shortingormis-wiringthelowvoltagesystemwiringwillnotcause
damagetounitcontrolortoUserInterfacebutmaycausethelow
voltagefusetoopen.
STATUS(;ODE46,BROWNOUTCONDITION
Ifthesecondaryvoltageofthetransformerfallsbelow15-vacfor
aperiodexceeding4seconds,StatusCode46willbedisplayedon
STATUSLEDandtheUserInterfacewillcommandthecontrol
boardtoturnoffYoutputcontrollingcompressor.
Whensecondaryvoltagerisesabove17-vacformorethan4
seconds,thebrownoutconditionisclearedandnormalsystem
operationwill resumesubjectto anyminimumcompressor
off-delayfunctionwhichmaybeineffect.Brownoutdoesnotaffect
blowerorelectricheateroperation.
STATUSCODE53,OUTDOORAIRTEMPERATURESENSOR
FAULT
IfanOATsensorisfoundatpower-up,inputisconstantlychecked
tobewithinavalidtemperaturerange.Ifsensorisfoundtobeopen
orshortedatanytimeafterinitialvalidation,Status(;ode53willbe
displayedatamberSTATUSLED.
CheckforfaultsinwiringconnectingsensortoOATterminals.
UsinganOhmmeter,checkresistanceofthermistorforashortor
opencondition.
Ifthermistorisshortedoropen,replaceit toreturnthesystemto
normaloperation.Iffaultisinthewiringconnections,correctingthe
faultwillclearthecodeandreturnthesystemtonormaloperation.
NOTE:Iffaultconditionisanopenthermistororawiringproblem
thatappearstobeanopenthermistorandthepowertotheunitis
cycledoff.thefaultcodewillbeclearedonthenextpower-upbut
thefaultwillremainandsystemoperationwillnotbeasexpected.
Thisisbecauseon power-up, the unit control cannot discern the
difference between an open sensor or ifa sensor is not installed.
Step 2--Sequence of Operation
The packaged heat pump is designed for installation with a
communicating User Interface. This unit will not respond to
commands provided by a common thermostat except under certain
emergency situations described in Step 1--Start-Up.
The User Interface uses temperature, humidity and other data
supplied from indoor and outdoor system components to control
heating or cooling system for optimum comfort. The unit will be
commanded by User Interface to supply airflow. The unit will
operate the indoor blower at requested airflow for most modes.
The nominal requested airflow will be 350 cfm per ton of nominal
cooling capacity as defined by unit size. Actual airflow request will
be adjusted from nominal using indoor and outdoor temperature
and indoor humidity data to optimize the system operation for
occupant comfort and system efficiency. Refer to User Interface
literature for further system control details.
Airflow during electric heater operation must be greater than a
minimum level for safe operation. If User Interface instructs unit to
turn on electric heat and the requested airflow is less than the
minimum level the unit control will override requested value.
NOTE: Once the compressor has started and then has stopped, it
should not be started again until 4 minutes have elapsed. The
cooling cycle remains "on" until the room temperature drops to
point that is slightly below the cooling control setting of the user
interface. Additionally, there is a 5-minute compressor delay built
into the control for heat pump heating mode.
Step 3--Check for Refrigerant Leaks
Locate and repair refrigerant leaks and charge the unit as follows:
1. Use both high- and low-pressure ports to relieve system
pressure and reclaim remaining refrigerant.
2. Repair leak following accepted practices.
NOTE: Install a bi-flow filter drier whenever the system has been
opened for repair.
3. Check system for leaks using an approved method.
4. Evacuate refrigerant system and reclaim refrigerant if no
additional leaks are found.
5. Charge unit with Puron (R-410A) refrigerant, using a
volumetric-charging cylinder or accurate scale. Refer to unit
rating plate for required charge.
Step 4_Start-Up Adjustments
Complete the required procedures given in the Pre-Start-Up
section before starting the unit. Do not jumper any safety devices
when operating the unit. Do not operate the unit in cooling mode
when the outdoor temperature is below 40°F (unless accessory.
low-ambient kit is installed). Do not rapid cycle the compressor.
Allow 5 min. between "on" cycles to prevent compressor damage.
CHECKING COOLING AND HEATING CONTROL
OPERATION
Start and check the unit for proper control operation as follows:
1. Place room UI SYSTEM switch or MODE control in OFF
position. Observe that blower motor starts when FAN mode
is placed in FAN ON position and shuts down within 60 sec
(030-060 size) or 30 sec (024 size) when FAN MODE
switch is placed in AUTO position.
2. Place system switch or MODE control in HEAT position. Set
control above room temperature. Observe that compressor.
outdoor fan, and indoor blower motors start. Observe that
heating cycle shuts down when control setting is satisfied.
3. When using an automatic changeover room thermostat.
place both SYSTEM or MODE control and FAN mode
switches in AUTO positions. Observe that unit operates in
cooling mode when temperature control is set to "call for
cooling" (below room temperature), and unit operates in
heating mode when temperature control is set to "call for
heating" (above room temperature).
IMPORTANT: Three-phase, scroll compressors are direction
oriented. Unit must be checked to ensure proper compressor
3-phase power lead orientation. If not corrected within 5 minutes.
the internal protector will shut off the compressor. The 3-phase
power leads to the unit must be reversed to correct rotation. When
turning backwards, the difference between compressor suction and
discharge pressures may be dramatically lower than normal.
2O

BPS
OUTDOOR COIL
LEGEND
HPS - High Pressure Switch
LCS - Loss of Charge Switch
Accurate#Metering Device
] Arrow indicates direction of flow
Bypass
Position
TXV in Meterin(
Position
LCS
INDOOR COIL
Fig. 20 -Typical Heat Pump Operation, Cooling Mode
C03011
HPS
LEGEND
HPS - High Pressure Switch
LCS - Loss of Charge Switch
AccuratePMete_ing Device
] Arrow indicates direction of flow
OUTDOOR COIL
_,-- .4
Metering
Position
TXV in Bypass
Position
LCS
Fig. 21 - Typical Heat Pump Operation, Heating Mode
INDOOR COIL
C03012
21

CHECKING AND ADJUSTING REFRIGERANT CHARGE
The refrigerant system is fully charged with Puron (R-410A)
refrigerant and is tested and factory sealed.
NOTE: Adjustment of the refrigerant charge is not required unless
the unit is suspected of not having the proper R-410A charge. The
charging label and the tables shown refer to system temperatures and
pressures in cooling mode only. A refrigerant charging label is
attached to the outside of the service access door. If charge level is
suspect in heating mode, reclaim all refrigerant and charge to
informative plate amount. (This information may be obtained from
the physical data table also.) The charging label and the tables
shown refer to system temperatures and pressures in cooling mode
only. A refrigerant charging label is attached to the outside of the
service access door.
IMPORTANT: When evaluating the refrigerant charge, an
indicated adjustment to the specified factory charge must always be
very minimal. If a substantial adjustment is indicated, an abnormal
condition exists somewhere in the cooling system, such as
insufficient airflow across either coil or both coils.
REFRIGERANT CHARGE
The amount of refrigerant charge is listed on the unit rating plate
and/or the physical data table. Refer to the Refrigeration Service
Techniques Manual. Refrigerants Section.
NO CHARGE
Check for leak. Use standard evacuating techniques. After
evacuating system, weigh in the specified amount of refrigerant
(refer to system rating plate).
LOW CHARGE COOLING
Use Cooling Charging Chart (Fig. 22). Vary refrigerant until the
conditions of the chart are met. Note that charging charts are
different from type normally used. Charts are based on charging the
units to correct subcooling for the various operating conditions.
Accurate pressure gauge and temperature sensing devices are
required. Connect the pressure gauge to the service port on the
suction line. Mount the temperature sensing device on the suction
line and insulate it so that the outdoor ambient does not affect the
reading. Indoor air CFM must be within the nornral operating range
of the unit.
TO USE COOLING CHARGING (;HARTS
Take the liquid line temperature and read the manifold pressure
gauges. Refer to the chart to determine what the liquid line
temperature should be.
NOTE: If the problem causing the inaccurate readings is a
refrigerant leak. refer to Check for Refrigerant Leaks section.
INDOOR AIRFLOW AND AIRFLOW ADJUSTMENTS
NOTE: Be sure that all supply- and return-air grilles are open. free
from obstructions, and adjusted properly.
Unit 50CR utilizes state of the art ECM (Electronic Computated
Motor) ID Blower Motors. See user interface instructions for
detailed information on adjusting airflow.
Step 5--Defrost Control
QUIET SHIFT
Quiet Shift is a field-selectable defrost mode, which will eliminate
occasional noise that could be heard at the start of defrost cycle and
restarting of heating cycle. It is selected by placing DIP switch 3 (on
defrost board) in ON position.
When Quiet Shift switch is placed in ON position, and a defrost is
initiated, the following sequence of operation will occur. Reversing
valve will energize, outdoor fan will turn off, compressor will turn
off for 30 sec and then turn back on to complete defrost. At the start
of heating after conclusion of defrost reversing valve will
de-energize, compressor will turn off for another 30 sec, and the
outdoor fan will stay off for 40 sec, before starting in the heating
mode.
DEFROST
The defrost control is a time/temperature control which includes a
field-selectable time period (DIP switch 1 and 2 on the board)
between defrost cycles of 30, 60, 90. or 120 minutes (factory set at
30 minutes).
To initiate a forced defrost, two options are available depending on
the status of the defrost thermostat.
If defrost thermostat is closed, speedup pins (J1) must be shorted by
placing a flat head screw driver in between for 5 sec and releasing,
to observe a complete defrost cycle. When the Quiet Shift switch is
selected, compressor will be turned off for two 30 sec intervals
during this complete defrost cycle, as explained previously. When
Quiet Shift switch is in factory default OFF position, a normal and
complete defrost cycle will be observed.
If defrost thermostat is in open position, and speedup pins are
shorted (with a flat head screw driver) for 5 sec and released, a short
defrost cycle will be observed (actual length is dependent upon the
selected Quiet Shift position). When Quiet Shift switch is in ON
position, the length of defrost is 1 minute (30 sec compressor off
period followed by 30 sec of defrost with compressor operation).
On return to heating operation, compressor will again turn off for an
additional 30 sec and the outdoor fan for 40 sec. When the Quiet
Shift is in OFF position, only a brief 30 sec cycle will be observed.
If it is desirable to observe a complete defrost in warmer weather, the
defrost thermostat must be closed as follows:
1. Turn off power to outdoor unit.
2. Disconnect outdoor fan motor lead from OF2 on control
board (See Fig. 23). Tape to prevent grounding.
3. Restart unit in heating mode, allowing frost to accumulate on
outdoor coil.
4. After a few minutes in heating mode, liquid-line
temperature should drop below closing point of defrost
thermostat (approximately 30°F).
NOTE: Unit will remain in defrost until defrost thermostat reopens
at approximately 80°F coil temperature at liquid line or remainder
of defrost cycle time.
5. Turn off power to outdoor and reconnect fan motor lead to
OF2 on control board after above forced defrost cycle.
NON-COMMUNICATING EMERGENCY COOLING /
HEATING MODE
This mode of operation is provided only in the case where the UI has
failed or is otherwise unavailable. If communications cannot be
established with the UI, the Infinity control board will enable the
following thermostat input terminals to allow simple thermostatic
control of the 50CR unit:
a. Y & O for cooling
b. W for electric heat (if applicable)
c. Y for heat pump heat
The Infinity control will respond to cooling and heating demands
with the maxinmm safe airflow based on electric heat size (if
applicable) and unit capacity.
22

Required Subcooling oF (oC! Required Lic_uid Line Temperature for a Specific Subcooling (R-4tOA!
Outdoor Ambient Temperature Required SubcooEng !°F) Required Subcooling (°C)
Model Size
O24
O30
O36
O42
O48
O60
CharqincLProcedure
t- Measure Discharge line pressure by attaching a gauge to the service port.
2- Measure the Liquid line temperature by attaching a temperature sensing
device to it.
3- insulate the temperature sensing device so that the Outdoor Ambient
doesn't affect the reading.
75 (24) 82 (25) 85 (29) 95 (35) 105 (4t) )ressurc
(peig) 5 10
tO,3 (5,7) 9,8(5,4) 9,4(5,2) 9(5) 8,6(4,7) t89 St 56
9,3(5.2) 8,8(4,9) 8,6(4,5) 7,8(4,3) 7(3,9) t96 63 58
t7,8 ( 9.8 ) 16,5(9.8) 18.8 t 9.2 ) t8.4 ( 8,8 ) 14,3(7,9) 203 88 81
t2,8 (7,1) 12.7 (7,t) 12,7(7,1) t2,6(7) 12.6(7) 210 68 63
t7,5 ( 9.7 ) 16.9(9,4) 16.6(9,2) t5.7 ( 8,7 ) 14,8(8.2) 217 70 65
13.7{7.8) t3 { 7.2 ) 13(7.2) 14.5(8.1) 11.5 ( 8.4 ) 224 72 87
231 74 69
238 76 71
245 77 72
252 79 74
260 81 78
268 83 78
276 85 80
284 87 82
Presstm
15 20 25 (kPa) 3 6 8 11 14
51 46 41 1303 16 13 11 8 5
53 48 43 1351 17 15 12 9 8
56 51 46 1399 19 16 13 10 8
58 53 48 1448 20 17 14 11 9
60 55 50 1498 21 18 15 13 10
62 57 52 1544 22 19 18 14 11
64 59 54 1598 23 20 18 15 12
66 61 56 1641 24 21 19 18 13
67 62 57 1689 25 22 20 17 14
69 64 59 1737 26 23 21 18 15
71 66 St 1792 27 25 22 19 16
73 68 53 1848 29 26 23 20 17
75 70 85 1903 30 27 24 21 19
77 72 87 1958 31 28 25 22 20
4- Refer to the required Subcooling in the table based on the model size and 292 89 84
the Outdoor Ambient temperature.
5- Interpolate if the Outdoor ambient temperature lies in between the table
values, Extrapolate if the temperature lies beyond the table range.
6- Find the Pressure Value in the table corresponding to the the measured
Pressure of the Compressor Discharge line.
7- Read across from the Pressure reading to obtain the Liquid line
temperature for a required SubcooEng
8- Add Charge if the measured temperature is higher than the table value,
79 74 89
300 91 88 81 76 71
309 93 88 83 78 73
318 95 90 85 80 75
327 97 92 87 82 77
336 99 94 89 84 79
345 101 98 91 86 81
354 103 98 93 88 83
364 105 100 95 90 85
374 107 102 97 92 87
384 108 103 98 93 88
394 110 105 100 95 90
404 112 107 102 97 92
414 114 109 104 99 94
424 116 111 106 101 96
434 118 113 108 103 98
444 119 114 109 104 99
454 121 116 111 106 101
464 123 118 113 108 103
474 124 119 114 109 104
484 126 121 118 111 106
494 127 122 117 112 107
504 129 124 119 114 109
514 131 126 121 118 111
524 132 127 122 117 112
534 134 129 124 119 114
Fig. 22 - Cooling Charging Table-Subcooling
2013 32 29 26 23 21
2088 33 30 27 24 22
2130 34 31 28 28 23
2192 35 32 29 27 24
2254 36 33 31 28 25
2318 37 34 32 29 26
2378 38 35 33 30 27
2440 39 36 34 31 28
2509 40 38 35 32 29
2578 41 39 36 33 30
2647 42 40 37 34 31
2718 44 41 38 35 32
2785 45 42 39 36 33
2854 46 43 40 37 34
2923 47 44 41 38 35
2992 48 45 42 39 36
3081 48 46 43 40 37
3130 49 47 44 41 38
3199 50 48 45 42 39
3268 51 48 46 48 40
3337 52 49 47 44 41
3408 53 50 47 45 42
3475 54 51 48 48 43
3544 55 52 49 48 44
3612 56 53 50 47 45
3681 56 54 51 48 45
C03027
H
Table 3--ECM Wet Coil Pressm_ Drop (in. wg)
UNIT STANDARD CFM (SCFM)
SIZE 600 700 800 9OO 1000 1100 1200 1300 1400 1500 1600 1700 1800 1900 2000 2100
024 0.005 0.007 0.010 0.012 0.015
030 0.007 0.010 0.012 0.015 0.018 0021 0024
036 0.019 0.023 0.027 0032 0037 0042 0.047
042 0.014 0.017 0020 0024 0027 0.031 0.035 0.039 0.043
048 0027 0032 0036 0.041 0.045 0.052 0.057 0.053 0.058
060 0.029 0.032 0.036 0.040 0.045 0.049 0.053
Table 4--Filter Pressure Drop Table (in. wg)
CFM
FILTER SIZE 500 600 700 800 900 1000 1100 1200 1300 1400 1500 1600 1700 1800 1900 2000 2100 2200 2300
20X20X1 0.05 0.07 0.08 0.1 0.12 0.13 0.14 0.15
24X30X1 0.05 0.6 0.07 0.07 0.08 0.09 0.1
24X36X1 0.06 0.07 0.07 0.08 0.09 0.09 0.10 0.11 0.12 0.13 0.14 0.14
Table 5--Electrlc Heat Pressure Drop Table
Small Cabinet: 024=036
GFM
500 600 700 800 900 1000 1100 1200 1300 1400 1500 1600
5 kw 0.00 0.00 0.00 0.00 0.00 0.00 0.00 0.00 0.02 0.04 0.08 0.07
7.2 kw 0.00 0.00 0.00 0.00 0.00 0.00 0.02 0.03 0.05 0.07 0.08 0.09
10 kw 0.00 0.00 0.00 0.00 0.00 0.02 0.04 0.06 0.07 0.09 0.10 0.11
15 kw 0.00 0.00 0.00 0.02 0.04 0.06 0.08 0.10 0.12 0.14 0.16 0.18
20 kw 0.00 0.00 0.02 0.04 0.06 0.08 0.09 0.11 0.13 0.15 0.17 0.19
23

Table 6--Electric Heat Pressm'e Drop Table
Large Cabinet: 042-060
GFM
1100 1200 1300 1400 1500 1600 1700 1800 1900 2000 21 O0 2200 2300 2400 2500
5kw 0.00 0.00 0.00 0.01 0.02 0.03 0.04 0.05 0.06 0.07 0.08 0.09 0.10 0.11 0.12
7.2 kw 0.00 0.00 0.01 0.02 0.03 0.04 0.05 0.06 0.07 0.08 0.09 0.10 0.11 0.12 0.13
10 kw 0.00 0.00 0.01 0.02 0.03 0.04 0.05 0.06 0.07 0.08 0.09 0.10 0.11 0.12 0.13
15 kw 0.00 0.02 0.03 0.04 0.05 0.06 0.07 0.08 0.09 0.10 0.11 0.12 0.13 0.14 0.15
20 kw 0.02 0.03 0.04 0.05 0.06 0.07 0.08 0.09 0.10 0.11 0.12 0.13 0.14 0.15 0.16
o --- o
m r,o
_ --<:>-- O--C:)_
-<_ _ -C:>- -<=>-
o-C:D--
<_
Speedup
Pins
O
-CZ3-
CESO1 30076-00
Quiet Defrost interval
Shift DIP switches
Fig. 23 -Defrost Control
MAINTENANCE
To ensure continuing high performance, and to nainimize the
possibility of premature equipment failure, periodic maintenance
must be performed on this equipment. This heat pump unit should
be inspected at least once each year by a qualified service person. To
troubleshoot unit. refer to Table 8, Troubleshooting (;hart.
NOTE TO EQUIPMENT OWNER: Consult your local dealer
about the availability of a maintenance contract.
PERSONAL INJURY AND UNIT DAMAGE HAZARD
Failure to follow this warning could result in personal injury
or death and possible unit component damage.
The ability to properly perform maintenance on this
equipment requires certain expertise, mechanical skills, tools
and equipment. If you do not possess these, do not attempt to
perform any maintenance on this equipment, other than those
procedures recommended in the Owner's Manual.
ELECTRICAL SHOCK HAZARD
Failure to follow these warnings could result in serious injury
or death:
1. Turn off electrical power to the unit before perfornring any
maintenance or service on this unit.
2. Use extreme caution when removing panels and parts.
3. Never place anything combustible either on or in contact
with the unit.
UNIT OPERATION HAZARD
Failure to follow this caution may result in equipment damage
or improper operation.
Errors made when reconnecting wires may cause improper
and dangerous operation. Label all wires prior to
disconnecting when servicing.
24

Theminimummaintenancerequirementsforthisequipmentareas
follows:
1.Inspectairfilter(s)eachmonth.Cleanorreplacewhen
necessary.
2.Inspectindoorcoil,drainpan.andcondensatedraineach
coolingseasonforcleanliness.(;leanwhennecessary.
3.Inspectblowermotorandwheelforcleanlinesseachcooling
season.(;leanwhennecessary.
4.Checkelectricalconnectionsfortightnessandcontrolsfor
properoperationeachcoolingseason.Servicewhen
necessary.
StepI--Air Filter
IMPORTANT: Never operate the unit without asuitable air filter
in the return- air duct system. Always replace the filter with the same
dinmnsional size and type as originally installed. See Table 1 for
recommended filter sizes.
Inspect air filter(s) at least once each month and replace
(throwaway-type) or clean (cleanable-type) at least twice during
each cooling season and twice during the heating season, or
whenever the filter becomes clogged with dust and lint.
Step 2--Indoor Blower and Motor
NOTE: All motors are pre-lubricated. Do not attempt to lubricate
these motors.
For longer life, operating economy, and continuing efficiency, clean
accumulated dirt and grease from the blower wheel and motor
annually.
Step 4_Outdoor Fan
UNIT OPERATION HAZARD
Failure to follow this caution may result in damage to unit
components.
Keep the condenser fan free from all obstructions to ensure
proper cooling operation. Never place articles on top of the
unit.
1. Remove 6 screws holding outdoor grille and motor to top
cover.
2. Turn motor/grille assembly upside down on top cover to
expose fan blade.
3. Inspect the fan blades for cracks or bends.
4. If fan needs to be removed, loosen setscrew and slide fan off
motor shaft.
5. When replacing fan blade, position blade so that the hub is
1/8 in. away from the motor end (1/8 in. of motor shaft will
be visible) (See Fig. 24).
6. Ensure that set screw engages the flat area on the motor shaft
when tightening.
7. Replace grille.
ELECTRICAL SHOCK HAZARD
Failure to follow this warning could result in personal injury
or death.
Disconnect and tag electrical power to the unit before cleaning
and lubricating the blower motor and wheel.
Step 3--Outdoor (?oil, Indoor Coil, and Condensate
Drain Pan
Inspect the condenser coil. evaporator coil, and condensate drain
pan at least once each year.
The coils are easily cleaned when dry; therefore, inspect and clean
the coils either before or after each cooling season. Remove all
obstructions, including weeds and shrubs, that interfere with the
airflow through the condenser coil. Straighten bent fins with afin
comb. If coated with dirt or lint, clean the coils with a vacuum
cleaner, using the soft brush attachnmnt. Be careful not to bend the
fins. If coated with oil or grease, clean the coils with amild detergent
and water solution. Rinse coils with clear water, using agarden hose.
Be careful not to splash water on motors, insulation, wiring, or air
filter(s). For best results, spray condenser coil fins from inside to
outside the unit. On units with an outer and inner condenser coil, be
sure to clean between the coils. Be sure to flush all dirt and debris
from the unit base.
Inspect the drain pan and condensate drain line when inspecting the
coils. (;lean the drain pan and condensate drain by removing all
foreign matter from the pan. Flush the pan and drain trough with
clear water. Do not splash water on the insulation, motor, wiring, or
air filter(s). If the drain trough is restricted, clear it with a "plumbers
snake" or similar probe device.
Infinity Top
UNIT SIZE
024
030
036
042
048
060
"A" DIMENSION
Infinity
25
25
24
24
24
19
Fig. 24 - Fan Blade Clearance
A06035
Step 5--Electrical Controls and Wiring
Inspect and check the electrical controls and wiring annually. Be
sure to turn off the electrical power to the unit.
Remove access panel to locate all the electrical controls and wiring.
Check all electrical connections for tightness. Tighten all screw
connections. If any smoky or burned connections are noticed,
disassemble the connection, clean all the parts, re-strip the wire end
and reassemble the connection properly and securely.
After inspecting the electrical controls and wiring, replace all the
panels. Start the unit, and observe at least one complete cooling
cycle to ensure proper operation. If discrepancies are observed in
operating cycle, or if a suspected malfunction has occurred, check
each electrical component with the proper electrical
instrumentation. Refer to the unit wiring label when making these
checks.
25

Balance Point Worksheet
7O
60
CD o
C::t.
o° o 50
g,m
Bg- 4o
"- 30
:5 E
5 = 20
CO r-
10
-2O -10 0 10 20 30 40 50
Outdoor Air Temp (Deg F)
6O
O60
048
042
036
030
024
Fig. 25 - 50CR Balance Point Worksheet
C03008
Step 6--Refi*igerant Circuit
Inspect all refrigerant tubing connections and the unit base for oil
accunmlation annually. Detecting oil generally indicates a
refrigerant leak.
If oil is detected or if low performance is suspected, leak test all
refrigerant tubing using an electronic leak detector, or liquid-soap
solution. If a refrigerant leak is detected, refer to Check for
Refrigerant Leaks section.
If no refrigerant leaks are found and low performance is suspected,
refer to Checking and Adjusting Refrigerant Charge section.
Step 7--Indoor Airflow
The heating and/or cooling airflow does not require checking unless
improper performance is suspected. If a problem exists, be sure that
all supply- and return-air grilles are open and free from
obstructions, and that the air filter is clean.
Step 8--Metering Devices-TXV & Accurater Piston
This unit uses 2 types of nmtering devices. The outdoor metering
device is a fixed orifice and is contained in the brass- hex body in the
liquid line feeding the outdoor coils. The indoor metering device is
a TXV-type device.
Step 9--Pressure Switches
Pressure switches are protective devices wired into control circuit
(low voltage). They shut off compressor if abnormally high or low
pressures are present in the refrigeration circuit. These pressure
switches are specifically designed to operate with Puron (R-410A)
systems. R-22 pressure switches must not be used as replacements
for the Puron (R-410A) system.
Fig. 26 - Refrigerant Circuit
C99097
Step 10--Loss-of-Charge Switch
This switch is located on the liquid line and protects against low
suction pressures caused by such events as loss of charge, low
26

airflowacrossindoorcoil,dirtyfilters,etc.Itopensonapressure
dropatabout20psig.Ifsystempressureisabovethis,switchshould
beclosed.Tocheckswitch:
1.Turnoffallpowertounit.
2.Disconnectleadsonswitch.
3.Applyohmmeterleadsacrossswitch.Youshouldhave
continuityonagoodswitch.
NOTE:Becausetheseswitchesareattachedtorefrigerationsystem
underpressure,it isnotadvisableto removethisdevicefor
troubleshootingunlessyouarereasonablycertainthataproblem
exists.Ifswitchmustberemoved,removeandrecoverallsystem
chargesothatpressuregaugesread0 psi.Neveropensystem
withoutbreakingvacuumwithdrynitrogen.
Stepll--High-Pressure Switch
The high-pressure switch is located in the discharge line and
protects against excessive condenser coil pressure. It opens at 650
psig.
High pressure may be caused by a dirty outdoor coil, failed fan
motor, or outdoor air recirculation.
To check switch:
1. Turn off all power to unit.
2. Disconnect leads on switch.
3. Apply ohm meter leads across switch. You should have
continuity on a good switch.
Step 12--Copeland Scroll Compressor (Puron Refrigerant)
The compressor used in this product is specifically designed to
operate with Puron (R-410A) refrigerant and cannot be
interchanged.
The compressor is an electrical (as well as mechanical) device.
Exercise extreme caution when working near compressors. Power
should be shut off, if possible, for most troubleshooting techniques.
Refrigerants present additional safety hazards.
EXPLOSION, FIRE, ELECTRICAL SHOCK HAZARD
Failure to follow this warning could result in personal injury
or death and/or property damage.
Wear safety glasses and gloves when handling refrigerants.
Keep torches and other ignition sources away from
refrigerants and oils.
The scroll compressor pumps refrigerant throughout the system by
the interaction of a stationary and an orbiting scroll. The scroll
compressor has no dynamic suction or discharge valves, and it is
more tolerant of stresses caused by debris, liquid slugging, and
flooded starts. The compressor is equipped with an anti-rotational
device and an internal pressure-relief port. The anti-rotational
device prevents the scroll from turning backwards and replaces the
need for a cycle protector. The pressure-relief port is a safety device,
designed to protect against extreme high pressure. The relief port
has an operating range between 550 and 625 psi differential
pressure.
The Copeland scroll compressor uses Mobil 3MA POE oil. This
is the only oil allowed for oil recharge.
Step 13--Refrigerant System
This step covers the refrigerant system of the 50CR, including the
compressor oil needed, servicing systems on roofs containing
synthetic materials, the filter drier, and refrigerant charging.
REFRIGERANT
PERSONAL INJURY, UNIT OPERATION HAZARD
Failure to follow this caution may result in personal injury,
equipment damage or improper operation.
This system uses Puron (R-410A) refrigerant which has
higher operating pressures than R-22 and other refrigerants.
No other refrigerant may be used in this system. (_auge set,
hoses, and recovery system must be designed to handle Puron.
If you are unsure, consult the equipment manufacturer.
COMPRESSOR OIL
The compressor in this system uses a polyolester (POE) oil, Mobil
3MA POE. This oil is extremely hygroscopic, meaning it absorbs
water readily. POE oils can absorb 15 times as much water as other
oils designed for HCFC and CFC refrigerants. Take all necessary
precautions to avoid exposure of the oil to the atmosphere.
SERVICING SYSTEMS ON ROOFS WITH SYNTHETIC
MATERIALS
POE (polyolester) compressor lubricants are known to cause long
term damage to some synthetic roofing materials.
Exposure, even if inmmdiately cleaned up, may cause
embrittlement (leading to cracking) to occur in one year or more.
When performing any service that may risk exposure of compressor
oil to the roof. take appropriate precautions to protect roofing.
Procedures which risk oil leakage include, but are not limited to,
compressor replacement, repairing refrigerant leaks, and replacing
refrigerant components such as filter drier, pressure switch.
metering device, coil. accunmlator, or reversing valve.
Synthetic Roof Precautionary Procedure
1. (;over extended roof working area with an impermeable
polyethylene (plastic) drip cloth or tarp. (;over an
approximate 10 X 10 ft area.
2. (;over area in front of the unit service panel with a terry cloth
shop towel to absorb lubricant spills and prevent run-offs,
and protect drop cloth from tears caused by tools or
components.
3. Place terry cloth shop towel inside unit imnmdiately under
component(s) to be serviced and prevent lubricant run-offs
through the louvered openings in the unit base.
4. Perform required service.
5. Remove and dispose of any oil-contaminated material per
local codes.
LIQUID-LINE FILTER DRIER
The biflow filter drier is specifically designed to operate with Puron.
Use only factory-authorized components. Filter drier must be
replaced whenever the refrigerant system is opened. When
removing a filter drier, use a tubing cutter to cut the drier from the
system. Do not unsweat a filter drier from the system. Heat from
unsweating will release moisture and contaminants from drier into
system.
PURON (R-410A) REFRIGERANT CHARGING
Refer to unit information plate and charging chart. Some R-410A
refrigerant cylinders contain a dip tube to allow liquid
refrigerant to flow from cylinder in upright position. For
cylinders equipped with aclip tube. charge Pnron (_: units with
cylinder in upright position and a commercial nmtering device in
manifold hose. Charge refrigerant into suction line.
27

Step 14--System Information
LOSS-OF-CHARGE SWITCH
The loss of charge switch is a protective device wired into control
circuit (low voltage). It shuts off the compressor if abnormally low
pressures are present in the refrigeration circuit.
NOTE: Because these switches are attached to refrigeration system
under pressure, it is not advisable to remove this device for
troubleshooting unless you are reasonably certain that a problem
exists. If switch must be removed, remove and recover all system
charge so that pressure gauges read 0 psi. Never open system
without breaking vacuum with dry nitrogen.
CHECK DEFROST THERMOSTAT
There is a liquid header with a brass distributor and feeder tube
going into outdoor coil. At the end of one of the feeder tubes, there
is a 3/8-in. OD stub tube approximately 3 in. long (See Fig. 27). The
defrost thermostat should be located on stub tube.
NOTE: There is only one stub tube used with liquid header, and on
most units it is the bottom circuit.
The defrost thermostat signals heat pump that conditions are right
for defrost or that conditions have changed to terminate defrost. It
is a thermally-actuated switch clamped to outdoor coil to sense its
temperature. Normal temperature range is closed at 30 ° -+ 3°F and
open at 80 ° -+5°E
TROUBLESHOOTING
Refer to the Cooling and Heating Troubleshooting (;hart (Table 7)
for troubleshooting information.
START-UP CHECKLIST
Use the Start-Up Checklist at the back of this manual.
Defrost
Sensor_
Unit Top
Detail A
Fig. 27 - Defrost Sensor Location
A06068
28

HEAT PUMP WITH PURON
REFRIGERATION SECTION QUICK-REFERENCE GUIDE
Puron refrigerant operates at 50-70 percent higher pressures than R-22. Be sure that servicing equipnaent and replacement components are
designed to operate with Puron. Puron refrigerant cylinders are rose colored.
• Puron refrigerant cylinders manufactured prior to March 1. 1999, have a dip tube that allows liquid to flow out of cylinder in
upright position. Cylinders manufactured March 1, 1999 and later DO NOT have a dip tube and MUST be positioned upside down
to allow liquid to flow.
• Recovery cylinder service pressure rating must be 400 psig. DOT 4BA400 or DOT BW400.
• Puron systems should be charged with liquid refrigerant. Use a commercial-type metering device in the manifold hose.
• Manifold sets should be 750 psig high side and 200 psig low side with 520 psig low side retard.
• Use hoses with 750 psig service pressure rating.
• Leak detectors should be designed to detect HFC refrigerant.
• Puron, as with other HFCs. is only compatible with POE oils.
• Vacuum pumps will not remove moisture from oil.
• Only use factory-specified liquid-line filter driers with rated working pressures no less than 600 psig.
• Do not install a suction-line filter drier in liquid line.
• POE oils absorb moisture rapidly. Do not expose oil to atmosphere.
• POE oils may cause damage to certain plastics and roofing materials.
• Wrap all filter driers and service valves with ,,vet cloth when brazing.
• A Puron liquid-line filter drier is required on every unit.
• Do not use an R-22 TXV.
•Never open system to atmosphere while it is under a vacuum.
• When system must be opened for service, break vacuum with dry nitrogen and replace filter driers.
• Do not vent Puron into the atmosphere.
• Observe all warnings_ cautions_ and bold text.
• Do not leave Puron suction line driers in place for more than 72 hrs.
29

II
Table 7 Troubleshooting Chart
SYMPTOM
Compressor and outdoor fan
will not start
Compressor will not start but condenser fan
rune
Three-phase scroll compressor (size 030-
060 unit) has a low pressure differential
Compressor cycles (other than normally satis-
fying) cooling/heating sails
Compressor operates continuously
Excessive head pressure
(Continued next page)
CAUSE
Power failure
Fuse blown or circuit breaker tripped
Defective contactor, transformer, control relay, defrost
board, or high-pressure, loss-
of-charge or low-pressure switch
REMEDY
Call power company
Replace fuse or reset circuit breaker
Replace component
Insufficient line voltage
Incorrect or faulty wiring
User Interface setting too low/too high
Units have a 5-minute time delay
Faulty wiring or circuit
Loose connections in compressor
Compressor motor burned out, seized, or
internal overload open
Defective run capacitor, overload, or PTC (positive
temperature coefficient) thermistor
One leg of 3-phase power dead
Low input voltage (20 percent low)
Scroll compressor is rotating in the wrong direction
Refrigerant overcharge or undercharge
Defective compressor
Insufficient line voltage
Blocked outdoor coil
Defective run/start capacitor, overload or start relay
Faulty outdoor fan motor or capacitor
Damaged reversing valve
Restriction in refrigerant system
Dirty air filter
Unit undersized for load
UI temperature set too low/too high
Low refrigerant charge
Frosted coil with incorrect defrost operation
Air in system
Outdoor coil dirty or restricted
Dirty air filter
Dirty indoor or outdoor coil
Refrigerant overcharged
Air in system
(Heat) Indoor air restricted or recirculating
Indoor or outdoor air restricted or air short-cycling
Determine cause and correct
Check wiring diagram and rewire correctly
Reset UI setting
DO NOT bypass this compressor time
delay wait for 5 minutes until time-delay
relay is de-energized
Check wiring and repair or replace
Determine cause
Replace compressor
Determine cause and replace
Replace fuse or reset circuit breaker
Determine cause
Determine cause and correct
Correct the direction of rotation by reversing the
3-phase power leads to the unit
Recover refrigerant, evacuate system, and re-
charge to capacities shown on rating plate
Replace and determine cause
Determine cause and correct
Determine cause and correct
Determine cause and replace
Replace
Determine cause and correct
Locate restriction and remove
Replace filter
Decrease load or increase unit size
Reset UI setting
Locate leak, repair, and recharge
Check defrost time settings
Reset as necessary
Check defrost temperature switch
Replace as necessary
Recover refrigerant, evacuate system, and re-
charge
Clean coil or remove restriction
Replace filter
Clean coil
Recover excess refrigerant
Recover refrigerant, evacuate system, and re-
charge
Determine cause and correct
Determine cause and correct
3O

Table 7Troubleshooting ('hart (Cont'd)
SYMPTOM
Head pressure too low
Excessive suction pressure
Suction pressure too low
Compressor runs but outdoor fan does not
IFM does not run
iFM operation is intermittent
IFM Indoor Fan Motor
CAUSE
Low refrigerant charge
Restriction in liquid tube
(Cool) High Heat load
Reversing valve hung up or leaking internally
Refrigerant overcharged
(Cool) Dirty air filter
(Heat) Outdoor coil frosted
Low refrigerant charge
Metering device or low side restricted
(Cool) Insufficient coil airflow
(Cool) Temperature too low in conditioned area
(Cool) Outdoor ambient below 55°F
Filter drier restricted
NO (normally closed) contacts on defrost board
open
Blower wheel not secured to shaft
Insufficient voltage at motor
Power connectors not properly sealed
Water dripping into motor
Connectors not firmly sealed
REMEDY
Check for leaks, repair and recharge
Remove restriction
Check for source and eliminate
Replace valve
Recover excess refrigerant
Replace filter
Move timer on control board to 30 minutes between
defrost cycles
Check for leaks, repair and recharge
Remove source of restriction
Increase air quantity
Check filte_replace if necessary
Reset UI setting
Install low-ambient kit
Replace
Check condition of relay on board
Replace if necessary
Properly tighten blower wheel to shaft
Determine cause and correct
Connectors should snap easily; do not force
Verify proper drip loops in connector wires
Gently pull wires individually to be sure they are
crimped into the housing
31

H
I. Preliminary information
MODEL NO.:
SERIAL NO.:
DATE:
TECHNICIAN:
START=UP CHECKLIST
(Remove and Store in Job File)
IL PRE-START=UP (insert checkmark in box as each item is completed)
VERIFY THAT ALL PACKING MATERIALS HAVE BEEN REMOVED FROM UNiT
REMOVE ALL SHIPPING HOLD DOWN BOLTS AND BRACKETS PER INSTALLATION INSTRUCTIONS
CHECK ALL ELECTRICAL CONNECTIONS AND TERMINALS FOR TIGHTNESS
CHECK GAS PIPING FOR LEAKS (WHERE APPLICABLE)
CHECK THAT INDOOR (EVAPORATOR) AIR FILTER IS CLEAN AND IN PLACE
VERIFY THAT UNIT INSTALLATION IS LEVEL
CHECK FAN WHEEL, AND PROPELLER FOR LOCATION IN HOUSING/ORIFICE AND SETSCREW TIGHTNESS
MAKE SURE THAT - (If Applicable) ON 060 SIZE PURON HEATPUMP ONLY, THE TWO WIRE TIES FASTEN
TO THE OUTDOOR COILS AND REVERSING VALVE/ACCUMULATOR HAVE BEEN REMOVED
ill. START-UP
ELECTRICAL
SUPPLY VOLTAGE
COMPRESSOR AMPS
INDOOR (EVAPORATOR) FAN AMPS
TEMPERATURES
OUTDOOR (CONDENSER) AIR TEMPERATURE
RETURN-AIR TEMPERATURE
COOLING SUPPLY AIR
HEAT PUMP SUPPLY AIR
ELECTRIC HEAT SUPPLY AIR
PRESSURES
REFRIGERANT SUCTION
REFRIGERANT DISCHARGE
DB
DB WB
DB
WB
PSIG SUCTION LINE TEMP*
PSIG DISCHARGE TEMPt
( ) VERIFY REFRIGERANT CHARGE USING CHARGING CHARTS
*Measured at suction inlet to compressor
tMeasured at liquid line leaving condenser.
A05306
Copyright 2006 Carrier Corp •7310 W Morris St • Indianapolis, iN 46231 Printed in U.SA. Edition Date: 03/06
Manufacturer reserves the right to change_ at any time_ specifications and designs without notice and without obligations,
.32
Catalog No: 50CR-1SI
Replaces: New