Champion Power Equipment 46578 Owners Manual 46578_manual English_5 21 14
46578 to the manual ded40782-5dc1-4e32-97fd-789161bc580b
2015-08-26
: Champion-Power-Equipment Champion-Power-Equipment--46578-Owners-Manual-802523 champion-power-equipment--46578-owners-manual-802523 champion-power-equipment pdf
Open the PDF directly: View PDF
.
Page Count: 32

12039 Smith Ave.
Santa Fe Springs CA 90670
USA / 1-877-338-0999
www.championpowerequipment.com
4000 Starting Watts/3500 Running Watts
PORTABLE GENERATOR
SAVE THESE INSTRUCTIONS
Important Safety Instructions
are included in this manual.
MADE IN CHINA
REV 46578-20140521
Wireless Remote, Electric Start
46578
MODEL NUMBER
warranty_badges.pdf 1 8/18/11 10:45 AM
POWERED BY
OWNER’S MANUAL & OPERATING INSTRUCTIONS

*We are always working to improve our products. Therefore, the enclosed product may differ slightly from the image on the cover.
Have questions or need assistance?
Do not return this product to the store!
WE ARE HERE TO HELP!
Visit our website:
www.championpowerequipment.com
for more info:
• Product Info & Updates
• Frequently Asked Questions
• Tech Bulletins
• Product Registration
– or –
Call our Customer Care Team Toll-Free at:
1-877-338-0999
WARNING:
The Engine Exhaust from this product contains chemicals known to the State of California
to cause cancer, birth defects or other reproductive harm.
AN IMPORTANT MESSAGE ABOUT TEMPERATURE:
Your Champion Power Equipment product is designed and rated for continuous operation at ambient temperatures up to
40°C (104°F). When your product is needed your product may be operated at temperatures ranging from -15°C (5°F) to
50°C (122°F) for short periods. If the product is exposed to temperatures outside this range during storage, it should be
brought back within this range before operation. In any event, the product must always be operated outdoors, in a
well-ventilated area and away from doors, windows and other vents.

46578
Wireless Remote, Electric Start
PORTABLE GENERATOR
4000 Starting Watts/3500 Running Watts
TABLE OF CONTENTS
Introduction ............................. 1
Introduction ........................... 1
Portable Power Generator .................. 1
Accessories ........................... 1
This Booklet ........................... 1
Manual Conventions. . . . . . . . . . . . . . . . . . . . . . . . 2
Safety Rules ............................. 3
Controls and Features ...................... 5
Generator ............................. 5
Power Panel ........................... 6
Wireless Remote Control .................. 7
Remote Control Power Consumption ........ 7
Power Panel Load Management ........... 7
Parts Included ......................... 8
Wheel Kit .......................... 8
Other ............................. 8
Assembly ............................... 9
Remove the Generator from the Shipping Carton .. 9
Install the Wheel Kit ..................... 9
Install the Support Leg ................... 9
Install the Handles ...................... 9
Connect the Battery ..................... 9
Add Engine Oil ........................ 10
Add Fuel ............................ 11
Grounding ........................... 11
Operation .............................. 12
Generator Location ..................... 12
Grounding ........................... 12
Surge Protection ....................... 12
Wireless Remote and Electric Start .......... 13
Recoil Start .......................... 13
Connecting Electrical Loads ............... 14
Stopping the Engine
Electric or Recoil ................... 14
Wireless Remote .................... 14
Do Not Overload Generator ................ 15
Capacity .......................... 15
Power Management ................... 15
Operation at High Altitude ................ 15
Maintenance and Storage ................... 16
Engine Maintenance .................... 16
Oil .............................. 16
Spark Plugs ........................ 16
Air Filter .......................... 16
Spark Arrester ...................... 17
Cleaning .......................... 17
Adjustments ........................ 17
Maintenance Schedule ................ 17
Generator Maintenance .................. 17
Storage ............................. 18
Generator Storage .................... 18
Remote Control Battery ................ 18
Generator Battery .................... 18
Charge the Battery ................... 18
Disconnect the Battery ................ 18
Specifications ........................... 19
Engine Specifications ................... 19
Generator Specifications ................. 19
Fuel ............................... 19
Oil ................................ 19
Spark Plugs .......................... 19
Maintenance Valve Clearance .............. 19
FCC Statement for Remote Control Device ..... 19
Wiring Diagram ........................ 20
Parts Diagram ........................ 21
Parts List ............................ 22
Engine Parts Diagram ................... 23
Engine Parts List ...................... 24
Troubleshooting. . . . . . . . . . . . . . . . . . . . . . . . . . 25
Warranty .............................. 26
Warranty Qualifications .................. 26
Repair/Replacement Warranty .............. 26
Do Not Return The Unit To
The Place Of Purchase .................. 26
Warranty Exclusions .................... 26
Normal Wear ....................... 26
Installation, Use and Maintenance ........ 26
Other Exclusions ..................... 26
Limits of Implied Warranty
and Consequential Damage ............. 26
Contact Information. . . . . . . . . . . . . . . . . . . . . 26
Address ........................... 26
Customer Service .................... 26
Technical Service .................... 26

1 REV 46578-20140521
ENGLISH 46578
Introduction
Congratulations on your purchase of a Champion
Power Equipment generator. CPE designs and builds
generators to strict specifications. With proper use and
maintenance, this generator will bring years of satisfying
service.
Portable Power Generator
This unit is a gasoline engine driven, alternating current
(AC) generator. It is designed to supply electrical power
for lighting, appliances, tools and similar equipment.
Record the model and serial numbers as well as date and place of purchase for future reference. Have this
information available when ordering parts and when making technical or warranty inquiries.
Accessories
Champion Power Equipment manufactures and sells
accessories designed to help you get the most from your
purchase. To find out more about our covers and power
cables, please visit our web site at:
www.championpowerequipment.com
This Booklet
Every effort has been made to ensure the accuracy and
completeness of the information in this manual. We reserve
the right to change, alter and/or improve the product and
this document at any time without prior notice.
Champion Power Equipment Support
Model Number
Serial Number
Date of Purchase
Purchase Location
1-877-338-0999
46578
For Oil Type see ‘Add Engine Oil‘ section. For Fuel Type see ‘Add Fuel‘ section.
INTRODUCTION

REV 46578-20140521 2
46578 ENGLISH
MANUAL CONVENTIONS
This manual uses the following symbols to help differentiate between different kinds of information. The safety symbol
is used with a key word to alert you to potential hazards in operating and owning power equipment.
Follow all safety messages to avoid or reduce the risk of serious injury or death.
CAUTION indicates a potentially hazardous
situation which, if not avoided, may result in minor
or moderate injury.
CAUTION
CAUTION used without the safety alert symbol
indicates a potentially hazardous situation which, if
not avoided, may result in property damage.
CAUTION
DANGER indicates an imminently hazardous
situation which, if not avoided, will result in death
or serious injury.
DANGER
WARNING indicates a potentially hazardous
situation which, if not avoided, could result in
death or serious injury.
WARNING
If you have questions regarding your generator, we can
help. Please call our help line at 1-877-338-0999
NOTE

3 REV 46578-20140521
ENGLISH 46578
SAFETY RULES
Generator exhaust contains carbon monoxide, a
colorless, odorless, poison gas. Breathing carbon
monoxide will cause nausea, dizziness, fainting or
death. If you start to feel dizzy or weak, get to fresh
air immediately.
Operate generator outdoors only in a well ventilated
area.
DO NOT operate the generator inside any building,
including garages, basements, crawlspaces and
sheds, enclosure or compartment, including the
generator compartment of a recreational vehicle.
DO NOT allow exhaust fumes to enter a confined
area through windows, doors, vents or other
openings.
DANGER CARBON MONOXIDE: using a generator
indoors CAN KILL YOU IN MINUTES.
DANGER
Rotating parts can entangle hands, feet, hair,
clothing and/or accessories.
Traumatic amputation or severe laceration can result.
Keep hands and feet away from rotating parts.
Tie up long hair and remove jewelry.
Operate equipment with guards in place.
DO NOT wear loose-fitting clothing, dangling
drawstrings or items that could become caught.
DANGER
Generator produces powerful voltage.
DO NOT touch bare wires or receptacles.
DO NOT use electrical cords that are worn, damaged
or frayed.
DO NOT operate generator in wet weather.
DO NOT allow children or unqualified persons to
operate or service the generator
Use a ground fault circuit interrupter (GFCI) in damp
areas and areas containing conductive material such
as metal decking.
Use approved transfer equipment to isolate generator
from your electric utility and Notify your utility
company before connecting your generator to your
power system.
DANGER
Sparks can result in fire or electrical shock.
When servicing the generator:
Disconnect the spark plug wire and place it where it
cannot contact the plug.
DO NOT check for spark with the plug removed.
Use only approved spark plug testers.
WARNING
Running engines produce heat. Severe burns can
occur on contact.
Combustible material can catch fire on contact.
DO NOT touch hot surfaces.
Avoid contact with hot exhaust gases.
Allow equipment to cool before touching.
Maintain at least 3 ft. (91.4 cm) of clearance on all
sides to ensure adequate cooling.
Maintain at least 5 ft. (1.5 m) of clearance from
combustible materials.
WARNING
Medical and Life Support Uses.
In case of emergency, call 911 immediately.
NEVER use this product to power life support
devices or life support appliances.
NEVER use this product to power medical devices
or medical appliances.
Inform your electricity provider immediately if you
or anyone in your household depends on electrical
equipment to live.
Inform your electrical provider immediately if a
loss of power would cause you or anyone in your
household to experience a medical emergency.
WARNING
The engine exhaust from this product contains
chemicals known to the state of California to cause
cancer, birth defects, or other reproductive harm.
WARNING
Read this manual thoroughly before operating your
generator. Failure to follow instructions could result
in serious injury or death.
WARNING
This product contains a button battery. If
swallowed, it could cause severe injury or death in
just 2 hours. Seek medical attention immediately.
WARNING

REV 46578-20140521 4
46578 ENGLISH
SAFETY RULES
Improper treatment or use of the generator can
damage it, shorten its life and void your warranty.
Use the generator only for intended uses.
Operate only on level surfaces.
DO NOT expose generator to excessive moisture,
dust, or dirt.
DO NOT allow any material to block the cooling slots.
If connected devices overheat, turn them off and
disconnect them from the generator.
DO NOT use the generator if:
– Electrical output is lost
– Equipment sparks, smokes or emits flames
– Equipment vibrates excessively
CAUTION
Rapid retraction of the starter cord will pull hand and
arm towards the engine faster than you can let go.
Unintentional startup can result in entanglement,
traumatic amputation or laceration.
Broken bones, fractures, bruises or sprains could result.
When starting engine, pull the starter cord slowly
until resistance is felt and then pull rapidly to avoid
kickback.
DO NOT start or stop the engine with electrical
devices plugged in.
WARNING
Exceeding the generator’s running capacity can
damage the generator and/or electrical devices
connected to it.
DO NOT overload the generator.
Start the generator and allow the engine to stabilize
before connecting electrical loads.
Connect electrical equipment in the off position,
and then turn them on for operation.
Turn electrical equipment off before stopping the
generator.
DO NOT tamper with the governed speed.
DO NOT modify the generator in any way.
CAUTION
Operation of this equipment may create sparks that
can start fires around dry vegetation.
A spark arrestor may be required. The operator
should contact local fire agencies for laws or
regulations relating to fire prevention requirements.
WARNING
Fuel and fuel vapors are highly flammable and
extremely explosive.
Fire or explosion can cause severe burns or death.
Unintentional startup can result in entanglement,
traumatic amputation or laceration.
When adding or removing fuel:
Turn the generator off and let it cool for at least two
minutes before removing the fuel cap. Loosen the
cap slowly to relieve pressure in the tank.
Only fill or drain fuel outdoors in a well-ventilated area.
DO NOT pump gas directly into the generator at the
gas station. Use an approved container to transfer
the fuel to the generator.
DO NOT overfill the fuel tank.
Always keep fuel away from sparks, open flames,
pilot lights, heat and other sources of ignition.
DO NOT light or smoke cigarettes.
When starting the generator:
DO NOT attempt to start a damaged generator.
Make certain that the gas cap, air filter, spark plug,
fuel lines and exhaust system are properly in place.
Allow spilled fuel to evaporate fully before
attempting to start the engine.
Make certain that the generator is resting firmly on
level ground.
When operating the generator:
DO NOT move or tip the generator during operation.
DO NOT tip the generator or allow fuel or oil to spill.
When transporting or servicing the generator:
Make certain that the fuel shutoff valve is in the off
position and the fuel tank is empty.
Disconnect the spark plug wire.
When storing the generator:
Store away from sparks, open flames, pilot lights,
heat and other sources of ignition.
DANGER

5 REV 46578-20140521
ENGLISH 46578
Read this owner’s manual before operating your generator. Familiarize yourself with the location and function of the
controls and features. Save this manual for future reference.
(1) Fuel Tank – 3.8 gal. (14.4 L) capacity fuel tank.
(2) Auto-Choke – Automatically chokes the engine
in wireless or electric start modes. No manual
adjustment required.
(3) Fuel Valve – Turn this valve to the “ON” position to
supply fuel to the engine.
(4) Air Filter – Protects the engine by filtering dust
and debris from the intake air.
(5) Recoil Starter – Used to manually start the engine.
(6) Quick Drain Tube – Used to easily and quickly
drain oil from the engine.
(7) Oil Filler Cap – Check and fill engine oil level.
(8) Battery – Used to start the engine. Provides 12V
DC to the electric starter and receiver control
module.
(9) Power Panel – See “Power Panel” section.
1
5 6
3
2
4
8
7
9
Generator
CONTROLS AND FEATURES

REV 46578-20140521 6
46578 ENGLISH
Power Panel
1
5 6 7 8
3
(1) Intelligauge – Three mode digital meter for running
hours, voltage and hertz.
(2) Ignition Switch
(3) Circuit Breakers – Protects the generator against
electrical overload.
(4) Battery Switch – Enables/disables starting
electrically – via remotely or by ignition switch.
(5) Ground Terminal – Consult an electrician for local
grounding regulations.
(6) 120 Volt AC, 30 Amp Twist-Lock Receptacle
(NEMA L5-30R) – May be used to supply electrical
power for the operation of 120 Volt AC, 30 Amp,
single phase 60 Hz electrical loads.
(7) 120 Volt AC, 30 Amp Receptacle (NEMA TT-30R)
– May be used to supply electrical power for the
operation of 120 Volt AC, 30 Amp, single phase
60 Hz electrical loads.
(8) 120 Volt AC, 20 Amp Duplex (NEMA 5-20R) –
May be used to supply electrical power for the
operation of 120 Volt AC, 20 Amp, single phase
60 Hz electrical loads.
2
CONTROLS AND FEATURES
4

7 REV 46578-20140521
ENGLISH 46578
CONTROLS AND FEATURES
Wireless Remote Control
This generator is equipped with a wireless remote
control system for starting and stopping. The system
consists of (4) main components:
1. Receiver Control Module (RCM)
2. Wireless Remote
3. Battery Switch
4. Ignition Switch
The Remote Control functions are enabled when:
1. The Ignition Switch is in the “ON” position, AND
2. The Battery Switch is in the “ON” position.
The Remote Control functions are disabled if either of
the above conditions is not met.
To start the generator by Remote Control, press the
“START” button on the Remote one time. The engine
will attempt to start (6) times. The RCM controls
the Auto Choke during each attempt to start. If the
generator does not start, call Champion Customer Care
team for assistance at 1-877-338-0999.
To stop the generator by Remote Control, press the
“STOP” button on the Remote one time.
Remote Control Power Consumption
While the Ignition Switch is in the “ON: position, the
RCM is active and waiting for a remote signal. This
function requires electrical current from the battery.
If the Ignition Switch is left in the “ON” position for
extended periods (several weeks), the battery can be
completely drained.
Moving the Ignition Switch to the “OFF” position
disables the Remote functions, but the RCM still
consumes approximately 2 mA from the battery.
To prevent battery drain, press the Battery Switch to the
“OFF” position. This disconnects power to the RCM so
there is no current draw on the battery.
Power Panel Load Management
When the generator initially starts by the Remote, no
voltage is supplied to the Power Panel for approximately
15 seconds. This allows the engine to reach full speed
before electrical loads are applied to the generator.
When the generator is stopped by the Remote, the
voltage to the Power Panel is immediately turned off.
Then the engine stops approximately 5 seconds after
the “STOP” button on the Remote is pressed. Turning
the Power Panel voltage off before the engine shutdown
protects connected appliances from being damaged by
non-60 Hz voltage while the generator coasts to a stop.
The on/off voltage delay at startup and shut down only
happen when the Remote Control is used. There is no
voltage delay when the pushbutton electric start or recoil
start method is used.
When the pushbutton electric start or recoil start
method is used, the operator must be sure all electrical
loads (appliances) are turned OFF during startup and
shutdown. Damage to the generator or the attached
appliances can be caused by starting or stopping the
generator while appliances are plugged in and turned ON.
Power Panel Load Management Cont’d.

REV 46578-20140521 8
46578 ENGLISH
Parts Included
CONTROLS AND FEATURES
Your 46578 gasoline powered generator ships with the
following parts:
Wheel Kit
– 8 in. Wheel ...........................2
– Bushing ..............................2
– Flange Bolt (M10x105 for Wheel) ............2
– Lock Nut (M10) ........................2
– Flat Washer Ø10 ........................2
– Support Leg (w/vibration mounts) ............1
– Flange Bolt (M8x16 for Support Leg) ..........2
– Handle ..............................1
– Flange Bolt (M8x45 for Handle) .............2
– Flange Lock Nut (M8) ....................4
Other
– Oil Funnel ............................1
– Oil ............................. 0.6 qt.
– Spark Plug Socket ....................... 1
– Wireless Remote ........................1

9 REV 46578-20140521
ENGLISH 46578
ASSEMBLY
Install the Handles
1. Place the handle over the mounting channel on the
frame.
2. Secure the handle to the frame using the two handle
bolts (M8x45).
3. Place a flange lock nut (M8) on the end of each bolt
and fasten securely. DO NOT over tighten the flange
lock nuts.
Your generator requires some assembly. This unit ships
from our factory without oil. It must be properly serviced
with fuel and oil before operation.
If you have any questions regarding the assembly of your
generator, call our help line at 1-877-338-0999. Please
have your serial number and model number available.
Remove the Generator from the Shipping Carton
1. Set the shipping carton on a solid, flat surface.
2. Remove everything from the carton except the
generator.
3. Carefully cut each corner of the box from top to
bottom. Fold each side flat on the ground to provide a
surface area to install the wheel kit and support leg.
Install the Wheel Kit
You will need the following tools to install the wheels:
• 17 mm wrench OR adjustable wrench (not included)
• Socket wrench with a 16 mm socket (not included)
• Pliers (not included)
1. Before adding fuel and oil, tip the generator on it’s side.
2. Slide the M10x105 wheel bolt through the washer,
sleeve and wheel.
3. Slide the bolt through the mount point on the frame.
4. Fasten securely with the M10 loc nut.
5. Repeat steps 2-4 to attach the second wheel.
Install the Support Leg
1. Attach the support leg to the generator frame with
cap screws (M8x16) and flange lock nuts (M8).
2. Tip the generator slowly so that it rests on the
wheels and support leg.
The wheel kit is not intended for over-the-road use.
CAUTION
Connect the Battery
1. Remove the protective cover from the red (+) lead on
the battery.
2. Attach the red (+) lead to the red (+) terminal on the
battery with the cap screw and secure with the nut
already located in battery terminals.
3. Repeat steps 1-2 for the black (–) battery lead.

REV 46578-20140521 10
46578 ENGLISH
1. Place the generator on a fl at, level surface.
2. Remove oil fi ll cap/dipstick to add oil.
3. Add up to 0.6 qt. (0.6 L) of oil (included) and replace
oil fi ll cap/dipstick. DO NOT OVERFILL.
4. Check engine oil level daily and add as needed.
The engine is equipped with a low oil shut-off and
will stop when the oil level in the crankcase falls
below the threshold level.
CAUTION
Add Engine Oil
DO NOT attempt to crank or start the engine before
it has been properly fi lled with the recommended
type and amount of oil. Damage to the generator as
a result of failure to follow these instructions will
void your warranty.
CAUTION
ASSEMBLY
Check oil often during the break-in period. Refer to the
Maintenance section for recommended service intervals.
NOTE
The generator rotor has a sealed, pre-lubricated ball
bearing that requires no additional lubrication for
the life of the bearing.
NOTE
Add Engine Oil Cont’d.
The recommended oil type is 10W-30 automotive oil.
NOTE
Synthetic oil may be used after the 5 hour initial
break-in period. Using synthetic oil does not
increase the recommended oil change interval.
NOTE
We consider the fi rst 5 hours of run time to be
the break-in period for the unit. During the break
in period stay at or below 50% of the running
watt rating and vary the load occasionally to allow
stator windings to heat and cool. Adjusting the
load will also cause engine speed to vary and help
seat piston rings. After the 5 hour break-in period,
change the oil.
NOTE
Once oil has been added, a visual check should show
oil about 1-2 threads from running out of the fi ll hole.
If using the dipstick to check oil level, DO NOT screw
in the dipstick while checking.
NOTE Weather will affect engine oil and engine
performance. Change the type of engine oil used
based on weather conditions to suit the engine
needs.
NOTE

11 REV 46578-20140521
ENGLISH 46578
ASSEMBLY
Add Fuel Cont’d.
Grounding
Your generator must be properly connected to an
appropriate ground to help prevent electric shock.
A ground terminal connected to the frame of the generator
has been provided on the power panel. For remote
grounding, connect of a length of heavy gauge
(12 AWG minimum) copper wire between the generator
ground terminal and a copper rod driven into the ground.
We strongly recommend that you consult with a qualified
electrician to ensure compliance with local electrical codes.
Failure to properly ground the generator can result
in electric shock.
WARNING
Our engines work well with 10% or less ethanol
blend fuels. When using blended fuels there are
some issues worth noting:
– Ethanol-gasoline blends can absorb more water
than gasoline alone.
– These blends can eventually separate, leaving
water or a watery goo in the tank, fuel valve and
carburetor.
– With gravity-fed fuel supplies, this compromised
fuel can be drawn into the carburetor and cause
damage to the engine and/or potential hazards.
– There are only a few suppliers of fuel stabilizer
that are formulated to work with ethanol blend
fuels.
– Any damages or hazards caused by using
improper fuel, improperly stored fuel, and/
or improperly formulated stabilizers, are not
covered by manufacture’s warranty.
It is advisable to always shut off the fuel supply,
run the engine to fuel starvation and drain the tank
when the equipment is not in use for more than 30
days.
NOTE
Add Fuel
1. Use clean, fresh, regular unleaded fuel with a
minimum octane rating of 85 and an ethanol content
of less than 10% by volume.
2. DO NOT mix oil with fuel.
3. Clean the area around the fuel cap.
4. Remove the fuel cap.
5. Slowly add fuel to the tank. DO NOT OVERFILL. Fuel
can expand after filling. A minimum of ¼ in. (6.4 mm)
of space left in the tank is required for fuel expansion,
more than ¼ in. (6.4 mm) is recommended. Fuel
can be forced out of the tank as a result of expansion
if it is overfilled, and can affect the stable running
condition of the product. When filling the tank, it is
recommended to leave enough space for the fuel to
expand.
6. Screw on the fuel cap and wipe away any spilled fuel.
Use regular unleaded gasoline with a minimum
octane rating of 85.
Do not mix oil and gasoline.
Fill tank to approximately ¼ in. (6.4 mm) below the
top of the tank to allow for fuel expansion.
DO NOT pump gas directly into the generator at the
gas station. Use an approved container to transfer
the fuel to the generator.
DO NOT fill fuel tank indoors.
DO NOT fill fuel tank when the engine is running or hot.
DO NOT overfill the fuel tank.
DO NOT light cigarettes or smoke when filling the
fuel tank.
CAUTION
Pouring fuel too fast through the fuel screen may
result in blow back of fuel at the operator while filling.
WARNING

REV 46578-20140521 12
46578 ENGLISH
OPERATION
Generator Location
NEVER operate the generator inside any building,
including garages, basements, crawlspaces and sheds,
enclosure or compartment, including the generator
compartment of a recreational vehicle. Please consult
your local authority. In some areas, generators must
be registered with the local utility. Generators used at
construction sites may be subject to additional rules and
regulations. Generators should be on a flat, level surface
at all times. (Even while not in operation) Generators
must have at least 5 ft. (1.5 m) of clearance from all
combustible material. In addition to clearance from
all combustible material, generators must also have
at least 3 ft. (91.4 cm) of clearance on all sides to
allow for adequate cooling, maintenance and servicing.
Generators should never be started or operated in the
back of a SUV, camper, trailer, in the bed of a truck
(regular, flat or otherwise), under staircases/stairwells,
next to walls or buildings, or in any other location that
will not allow for adequate cooling of the generator
and/or the muffler. DO NOT contain generators during
operation. Allow generators to properly cool before
transport or storage.
Place the generator in a well-ventilated area. DO NOT
place the generator near vents or intakes where exhaust
fumes could be drawn into occupied or confined
spaces. Carefully consider wind and air currents when
positioning generator.
Failure to follow proper safety precautions may void
manufacturer’s warranty.
Do not operate or store the generator in rain, snow,
or wet weather.
Using a generator or electrical appliance in wet
conditions, such as rain or snow, or near a pool or
sprinkler system, or when your hands are wet, could
result in electrocution.
WARNING
WARNING
During operation the muffler and exhaust fumes
produced will become hot. If adequate cooling and
breathing space are not supplied, or if the generator
is blocked or contained, temperatures can become
extremely heated and may lead to fire.
Surge Protection
Electronic devices, including computers and many
programmable appliances use components that are
designed to operate within a narrow voltage range and
may be affected by momentary voltage fluctuations.
While there is no way to prevent voltage fluctuations, you
can take steps to protect sensitive electronic equipment.
1. Install UL1449, CSA-listed, plug-in surge suppressors
on the outlets feeding your sensitive equipment.
Surge suppressors come in single- or multi-outlet
styles. They’re designed to protect against virtually
all short-duration voltage fluctuations.
Voltage fluctuation may impair the proper
functioning of sensitive electronic equipment.
CAUTION
Grounding
The generator system ground connects the frame to the
ground terminals on the power panel.
– The generator (stator winding) is isolated from the
frame and from the AC receptacle ground pin.
– Electrical devices that require a grounded receptacle
pin connection will not function if the receptacle
ground pin is not functional.

13 REV 46578-20140521
ENGLISH 46578
OPERATION
Wireless Remote and Electric Start
Wireless remote starting is only possible within 80 feet
of the generator.
Do not attempt to adjust the carburetor choke. The
wireless remote and electric starting systems will
automatically close and open the choke.
1. Make certain the generator is on a flat, level surface.
2. Turn off all electrical loads connected to the
generator. Never start or stop the generator with
electrical devices plugged in and turned on.
3. Turn the Fuel Valve to the “ON” position.
4. Press the Battery Switch to “ON”.
5. Press the Ignition Switch to “ON”.
6. WIRELESS REMOTE START: press and release the
“START” button on the handheld Remote Control
device. DO NOT hold the button down, only press
the button once. The engine will attempt to start six
times.
7. A safety feature is provided which delays the
electrical power availability during starting mode.
The delay lasts for approximately 15 seconds. The
delay is provided to prevent damage to the generator
if electrical loads are inadvertently turned on during
engine startup.
8. ELECTRIC START: Press and hold the ignition switch
to the “START” position. Release as the engine
begins to roll over. If the engine fails to start within
five seconds, release the switch and wait at least ten
seconds before attempting to start the engine again.
9. If the generator fails to start, check the battery
condition and cable connections.
Recoil Start
1. Make certain the generator is on a flat, level surface.
2. Turn off all electrical loads connected to the
generator. Never start or stop the generator with
electrical devices plugged in and turned on.
3. Turn the Fuel Valve to the “ON” position.
4. Press the Ignition Switch to “ON”.
5. Move the choke lever to the “CHOKE” position.
6. Pull the starter cord slowly until resistance is felt and
then pull rapidly.
7. Do not over-choke. As as soon as engine starts, move
the choke lever to the “RUN” position.
If the engine starts but does not continue to run
make certain that the generator is on a flat, level
surface. The engine is equipped with a low oil
sensor that will prevent the engine from running
when the oil level falls below a critical threshold.
NOTE
Keep choke lever in “Choke” position for only 1
pull of the recoil starter. After first pull, move choke
lever to the “Run” position for up to the next 3
pulls of the recoil starter. Too much choke leads to
spark plug fouling/engine flooding due to the lack of
incoming air. This will cause the engine not to start.
NOTE
When the battery switch is in the “ON” position,
the switch will light up if the battery is sending
out a charge. If the switch does not light up while
in the “ON” position, check that the battery
connection is still good.
NOTE
The supplied 12V 9AH battery does re-charge while
the engine is running, but it is also recommended
that the battery be fully charged at least once per
month.
NOTE

REV 46578-20140521 14
46578 ENGLISH
Connecting Electrical Loads
1. Let the engine stabilize and warm up for a few
minutes after starting
2. Plug in and turn on the desired 120 Volt AC single
phase, 60 Hz electrical loads.
– DO NOT connect 3-phase loads to the generator.
– DO NOT connect 50 Hz loads to the generator.
– DO NOT overload the generator.
Connecting a generator to your electric utility
company’s power lines or to another power source
may be against the law. In addition this action,
if done incorrectly, could damage your generator
and appliances and could cause serious injury or
even death to you or a utility worker who may be
working on nearby power lines. If you plan to run a
portable electric generator during an outage, please
notify your electric utility company immediately
and remember to plug your appliances directly
into the generator. Do not plug the generator into
any electric outlet in your home. Doing so could
create a connection to the utility company power
lines. You are responsible for ensuring that your
generator’s electricity does not feed back into the
electric utility power lines.
If the generator will be connected to a building
electrical system, consult your local utility company
or a qualified electrician. Connections must isolate
generator power from utility power and must comply
with all applicable laws and codes.
NOTE
OPERATION
The on/off voltage delay at startup and shut down
only happens when the wireless remote control
is used. There is no voltage delay when the
pushbutton electric or recoil startup or shut down
methods are used.
NOTE
Stopping the Engine
Electric or Recoil
1. Turn off and unplug all electrical loads. Never start
or stop the generator with electrical devices plugged
in or turned on.
2. Let the generator run at no-load for several minutes
to stabilize internal temperatures of the engine and
generator.
3. Turn the Fuel Valve to the “OFF” position.
4. Let the engine run until fuel starvation has stopped
the engine. This usually takes a few minutes.
5. Press the engine switch to the “OFF” position.
6. Press the battery switch to the “OFF” position. (if in
the on position)
Important: Always ensure that the Fuel Valve and the
Engine Switch are in the “OFF” position when the engine
is not in use.
Wireless Remote
1. Press and release the STOP button on the wireless
remote control. (Do not hold it down)
2. The voltage to the power panel is immediately turned
off when the STOP button is pressed and released.
3. The engine stops approximately 5 seconds after the
STOP button on the remote is pressed and released.
4. If the generator will not be used, via remotely, for
a period longer than 24 hours please follow these
steps:
a. Turn the Fuel Valve to the “OFF” position.
b. Press the engine switch to the “OFF” position.
c. Press the battery switch to the “OFF” position.
If the engine will not be used for a period of two (2)
weeks or longer, please see the Storage section for
proper engine and fuel storage.
NOTE
Stopping the Engine Cont’d.
WARNING
When the pushbutton electric start or recoil start
methods are used, the operator must be sure all
electrical loads (appliances) are turned OFF during
startup and shutdown. Damage to the generator or
the attached appliances can be caused by starting
or stopping the generator while appliances are
plugged in and turned ON.

15 REV 46578-20140521
ENGLISH 46578
Do Not Overload Generator
Capacity
Follow these simple steps to calculate the running and
starting watts necessary for your purposes.
1. Select the electrical devices you plan on running at
the same time.
2. Total the running watts of these items. This is
the amount of power you need to keep your items
running.
3. Identify the highest starting wattage of all devices
identified in step 1. Add this number to the number
calculated in step 2. Surge wattage is the extra
burst of power needed to start some electric driven
equipment. Following the steps listed under “Power
Management” will guarantee that only one device will
be starting at a time.
Power Management
Use the following formula to convert voltage and
amperage to watts:
Volts x Amps = Watts
To prolong the life of your generator and attached
devices, follow these steps to add electrical load:
1. Start the generator with no electrical load attached
2. Allow the engine to run for several minutes to stabilize.
3. Plug in and turn on the first item. It is best to attach
the item with the largest load first.
4. Allow the engine to stabilize.
5. Plug in and turn on the next item.
6. Allow the engine to stabilize.
7. Repeat steps 5-6 for each additional item.
Never exceed the specified capacity when adding
loads to the generator.
NOTE
OPERATION
Carburetor
Code Main Jet Part Number Altitude
P19-3-Z
Standard 2 6 .131 017. 2 0 . Z
3500 feet
(1067 meters)
Altitude 26.131017.20.01.Z
P19-3-H
Standard 2 6 .131 017. 2 0 . H
Altitude 26.131017.20.01.H
P19-3-Y
Standard 2 6 .131 017. 2 0 .Y
Altitude 26.131017.20.01.Y
Operation at High Altitude
The density of air at high altitude is lower than at sea
level. Engine power is reduced as the air mass and air-
fuel ratio decrease. Engine power and generator output
will be reduced approximately 3½% for every 1000
feet of elevation above sea level. This is a natural trend
and cannot be changed by adjusting the engine. At high
altitudes increased exhaust emissions can also result
due to the increased enrichment of the air fuel ratio.
Other high altitude issues can include hard starting,
increased fuel consumption and spark plug fouling.
To alleviate high altitude issues other than the natural
power loss, Champion Power Equipment can provide a
high altitude carburetor main jet. The alternative main
jet and installation instructions can be obtained by
contacting Customer Support. Installation instructions
are also available in the Technical Bulletin area of the
Champion Power Equipment internet site.
The part number and recommended minimum altitude
for the application of the high altitude carburetor main
jet is listed in the table below.
In order to select the correct high altitude main jet
it is necessary to identify the carburetor model. For
this purpose, a code is stamped on the side of the
carburetor. Select the correct main jet part number
corresponding to the carburetor code found on your
particular carburetor.
Operation using the alternative main jet at elevations
lower than the recommended minimum altitude can
damage the engine. For operation at lower elevations, the
standard main jet must be used. Operating the engine
with the wrong engine configuration at a given altitude
may increase its emissions and decrease fuel efficiency
and performance.
WARNING

REV 46578-20140521 16
46578 ENGLISH
The owner/operator is responsible for all periodic
maintenance.
Complete all scheduled maintenance in a timely manner.
Correct any issue before operating the generator.
Never operate a damaged or defective generator.
Tampering with the factory set governor will void
your warranty.
Engine Maintenance
To prevent accidental starting, remove and ground spark
plug wire before performing any service.
Oil
Change oil when the engine is warm. Refer to the oil
specifi cation to select the proper grade of oil for your
operating environment.
1. Remove oil fi ll cap/dipstick.
2. Use pliers to slide the spring clamp down the oil
drain hose and pull the hose off the plug bracket.
3. Point the hose into a drain pan and allow the oil to
drain completely. Note: The hose end must be lower
than the engine base to allow the oil to drain.
4. Replace oil drain hose onto plug bracket and slide
spring clamp back into position.
5. Add up to 0.6 qt. (0.6 L) of oil and replace oil fi ll
cap/dipstick. DO NOT OVERFILL.
6. Dispose of used oil at an approved waste
management facility.
Air Filter
1. Remove the snap-on cover holding the air fi lter to
the assembly.
2. Remove the foam element.
3. Wash in liquid detergent and water. Squeeze
thoroughly dry in a clean cloth.
4. Saturate in clean engine oil.
5. Squeeze in a clean, absorbent cloth to remove all
excess oil.
6. Place the fi lter in the assembly.
7. Reattach the air fi lter cover and snap in place.
Spark Plugs
1. Remove the spark plug cable from the spark plug.
2. Use the spark plug tool that shipped with your
generator to remove the plug.
3. Inspect the electrode on the plug. It must be clean and
not worn to produce the spark required for ignition.
4. Make certain the spark plug gap is 0.7 - 0.8 mm or
(0.028 - 0.031 in.).
5. Refer to the spark plug recommendation chart when
replacing the plug.
6. Carefully thread the plug into the engine.
7. Use the spark plug tool to fi rmly install the plug.
8. Attach the spark plug wire to the plug.
For service or parts assistance, contact our help
line at 1-877-338-0999
NOTE
Maintenance, replacement, or repair of emission
control devices and systems may be performed
by any non-road engine repair establishment or
individual.
NOTE
WARNING
WARNING
Improper maintenance will void your warranty.
WARNING
Oil Cont’d.
0.7 - 0.8 mm
0.028 - 0.031 in.
MAINTENANCE AND STORAGE
Once oil has been added, a visual check should show
oil about 1-2 threads from running out of the fi ll hole.
If using the dipstick to check oil level, DO NOT screw
in the dipstick while checking.
NOTE

17 REV 46578-20140521
ENGLISH 46578
Adjustments
The air-fuel mixture is not adjustable. Tampering with the
governor can damage your generator and your electrical
devices and will void your warranty. CPE recommends
that you contact our service line at 1-877-338-0999 for
all other service and/or adjustment needs.
Maintenance Schedule
Follow the service intervals indicated in the following
maintenance schedule.
Service your generator more frequently when operating
in adverse conditions.
Contact our helpline at 1-877-338-0999 to locate the
nearest Champion Power Equipment certified service
dealer for your generator or engine maintenance needs.
Use a damp cloth to clean exterior surfaces of the engine.
Use a soft bristle brush to remove dirt and oil.
Use an air compressor (25 PSI) to clear dirt and debris
from the engine.
Cleaning
DO NOT spray engine with water.
CAUTION
Water can contaminate the fuel system.
Spark Arrester
1. Allow the engine to cool completely before servicing
the spark arrester.
2. Remove the two screws holding the cover plate which
retains the end of the spark arrester to the muffler.
3. Remove the spark arrester screen.
4. Carefully remove the carbon deposits from the spark
arrester screen with a wire brush.
5. Replace the spark arrester if it is damaged.
6. Position the spark arrester in the muffler and attach
with the two screws.
Failure to clean the spark arrester will result in degraded
engine performance.
CAUTION
MAINTENANCE AND STORAGE
Federal and local laws and administrative requirements
indicate when and where spark arresters are required.
When ordered, spark arresters are required for operation
of this generator in National Forest lands. In California,
this generator must not be used on any forest- covered
land, brush-covered land, or grass- covered land unless
the engine is equipped with a spark arrester.
NOTE
*To be performed by knowledgeable, experienced owners or
Champion Power Equipment certified dealers.
Generator Maintenance
Make certain that the generator is kept clean and stored
properly. Only operate the unit on a flat, level surface in
a clean, dry operating environment. DO NOT expose the
unit to extreme conditions, excessive dust, dirt, moisture
or corrosive vapors.
Use a damp cloth to clean exterior surfaces of the generator.
Use a soft bristle brush to remove dirt and oil.
Use an air compressor (25 PSI) to clear dirt and debris
from the generator.
Inspect all air vents and cooling slots to ensure that they
are clean and unobstructed.
DO NOT use a garden hose to clean the generator.
Water can enter the generator through the cooling
slots and damage the generator windings.
CAUTION
Every 8 hours or daily
Check oil level
Clean around air intake and muffler
First 5 Hours
Change oil
Every 50 hours or every season
Clean air filter
Change oil if operating under heavy load or in hot
environments
Every 100 hours or every season
Change oil
Clean/Adjust spark plug
Check/Adjust valve clearance*
Clean spark arrester
Clean fuel tank and filter*
Every 250 hours
Clean combustion chamber*
Every 3 years
Replace fuel line

REV 46578-20140521 18
46578 ENGLISH
MAINTENANCE AND STORAGE
Storage
The generator should be started at least once every 14
days and allowed to run for at least 20 minutes. For
longer term storage, please follow these guidelines.
Generator Storage
1. Add a properly formulated fuel stabilizer to the tank.
2. Be sure all appliances are disconnected from the
generator.
3. Run the generator for a few minutes so the treated
fuel cycles through the fuel system and carburetor.
4. Turn the fuel valve to the “Off” position.
5. Let the generator run until fuel starvation has
stopped the engine. This usually takes a few minutes.
6. The generator needs to cool completely before
cleaning and storage.
7. Clean the generator according to the maintenance
section.
8. Change the oil.
9. Remove the spark plug and pour about 1⁄2 ounce
(14.8 mL) of oil into the cylinder. Using the recoil
rope, crank the engine slowly to distribute the oil and
lubricate the cylinder.
10. Reattach the spark plug.
11. Store the unit in a clean, dry place out of direct
sunlight and the elements.
Remote Control Battery
Generator Battery
This product is equipped with an automatic battery
charging circuit. The battery will receive charging
voltage when the engine is running. The battery will
maintain a proper charge if the unit is used on a regular
basis (about once every two weeks). If it is used less
frequently, the battery should be connected to a trickle
charger (not included) or battery maintainer (not
included) to keep the battery properly charged. If the
battery is not able to start the engine, the engine can be
started by manually pulling the recoil cord. If the battery
voltage is extremely low, the charging circuit may not be
able to re-charge the battery. In this case, the battery
must be connected to a standard automotive style
battery charger (not included) for re-charging before it
can be used.
Disconnect the Battery
1. Remove the protective cover from the black/negative
battery lead.
2. Disconnect the black/negative lead from the black/
negative terminal on the battery and store the cap
screw and nut in the battery terminal.
3. Repeat steps 1-2 for the red/positive battery lead.
4. Store the battery in a cool, dry place.
A Float Charger (not included) will maintain the
battery condition over long storage periods.
NOTE
Charge the Battery
For a generator equipped with batteries for electric
starting, proper battery maintenance and storage should
be followed. An automatic battery charger (not included)
with automatic trickle charging capability should be used
to charge the battery. Maximum charging rate should not
exceed 1.5 amps. Follow the instructions included with
the battery charger. The battery should be fully charged
at least once per month.
– Always purchase the correct size and grade of battery
most suitable for the intended use.
– Clean the battery contacts and also those of the
device prior to battery installation.
– Remove batteries from equipment which is not to be
used for an extended period of time.
– Remove batteries if consumed.
Generator exhaust contains odorless and colorless
carbon monoxide gas.
To avoid accidental or unintended ignition of your
remote start generator during periods of storage,
the following precautions should be followed:
– When storing the generator for short periods of
time make sure that the Ignition Switch, the Fuel
Valve and the Battery Switch are set in the OFF
position.
– When storing the generator for extended periods
of time make sure that the Ignition Switch, the
Fuel Valve and the Battery Switch are set in the
the the OFF position and the battery leads have
been disconnected from the battery.
DANGER

19 REV 46578-20140521
ENGLISH 46578
Engine Specifications
– Model .....................YF168FD-2-211
– Displacement .......................196cc
– Type ........................4-Stroke OHV
– Start Type ..................Wireless Remote
FCC Statement for Remote Control Device
1. This device complies with Part 15 of the FCC Rules.
Operation is subject to the following two conditions:
(1) This device may not cause harmful interference.
(2) This device must accept any interference
received, including interference that may cause
undesired operation.
2. Changes or modifications not expressly approved by
the party responsible for compliance could void the
user’s authority to operate the equipment.
NOTE: This equipment has been tested and found to
comply with the limits for a Class B digital device,
pursuant to Part 15 of the FCC Rules. These limits
are designed to provide reasonable protection against
harmful interference in a residential installation.
This equipment generates uses and can radiate radio
frequency energy and, if not installed and used in
accordance with the instructions, may cause harmful
interference to radio communications. However, there
is no guarantee that interference will not occur in a
particular installation. If this equipment does cause
harmful interference to radio or television reception,
which can be determined by turning the equipment
off and on, the user is encouraged to try to correct the
interference by one or more of the following measures:
– Reorient or relocate the receiving antenna.
– Increase the separation between the equipment and
receiver.
– Connect the equipment into an outlet on a
circuit different from that to which the receiver is
connected.
Consult the dealer or an experienced radio/TV technician
for help.
Oil
Use 10W-30 automotive oil.
Oil capacity is up to 0.6 qt. (0.6 L).
DO NOT OVERFILL.
Please reference the following chart for recommended
oil types for use in the generator.
Fuel
Fuel capacity is 3.8 gal. (14.4 L). Use regular unleaded
gasoline with a minimum octane rating of 85 and an
ethanol content of less than 10% by volume.
Generator Specifications
– Running Wattage .................3500 Watts
– Starting Wattage .................4000 Watts
– AC Load ..........................120 V
– Phase ............................Single
– Frequency .........................60 Hz
– Fuel Capacity ................3.8 gal. (14.4 L)
– Gross Weight ...............138.9 lb. (63 kg)
– Net Weight ................124.6 lb. (56.5 kg)
– Height .................... 22.4 in. (57 cm)
– Width ...................24.4 in. (62.1 cm)
– Length. . . . . . . . . . . . . . . . . . . 26.3 in. (66.7 cm)
SPECIFICATIONS
Maintenance Valve Clearance
– Intake: 0.13 – 0.17 mm (0.005 – 0.007 in.)
– Exhaust: 0.18 – 0.22 mm (0.007 – 0.009 in.)
Note: Tech bulletin regarding the valve adjustment
procedure is on www.championpowerequipment.com.
Spark Plugs
OEM spark plug: NHSP F6RTC
Replacement spark plug: NGK BPR6ES or equivalent
Make certain the spark plug gap is 0.7 - 0.8 mm or
(0.028 - 0.031 in.).
Weather will affect engine oil and engine
performance. Change the type of engine oil used
based on weather conditions to suit the engine
needs.
NOTE

REV 46578-20140521 20
46578 ENGLISH
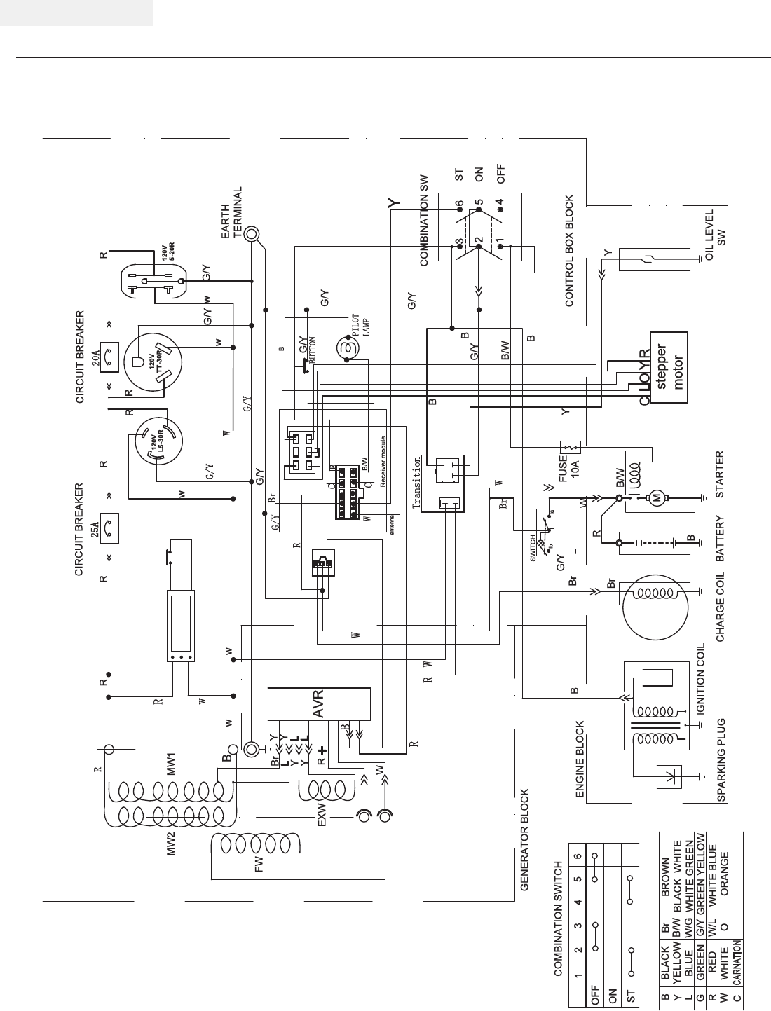
Wiring Diagram
SPECIFICATIONS
L
W
G
B
Y
R
YELLOW
BLACK
BLUE
GREEN
RED
WHITE
Br
WHITE BLUE
GREEN YELLOW
WHITE GREEN
BROWN
BLACK WHITE
B/W
W/L
G/Y
W/G
B
Y
ENGINE BLOCK
GENERATOR BLOCK
SPARKING PLUG
IGNITION COIL OIL LEVEL
SW
CONTROL BOX BLOCK
COMBINATION SW
M
Br
W
Br
G/Y
B
CHARGE COIL BATTERY STARTER
Br
R
B
34
2
16
5
OFF
ON
ST
COMBINATION SWITCH
6
5
4
3
2
1
B/W
B/W
B
ST
OFF
ON
FUSE
10A
B/W
C
G/Y
G/Y
G/Y
B
Br
R
R
EAKER
EXW
FW
MW1
L
+
Y
Y
AVR
Br
25A
G/Y
EARTH
TERMINAL
R
w
w
G/Y G/Y
Y
Y
L
L
R
W
w
w
120V120V
20A
CIRCUIT BREAKER
L5-30R TT-30R
120V
5-20R
R R
R
R
R
G/Y
R
w
B
MW2
Y
B
G/Y
G/Y
R
PILOT
LAMP
BUTTON
w
Transition
Receiver module
W
W
W
C
CARNATION
C
stepper
motor
L
COYR
B
B
R
antenna
W
Y
G/Y
W
SWITCH
lb lla
ORANGE
O
Intelligauge

21 REV 46578-20140521
ENGLISH 46578
SPECIFICATIONS
Parts Diagram
1
2
345678910111 2 131 4 1 5 1 6 1 7 1819202 1 2 2
2 3
2 4
2 5
2 6
27
2 8
2 9
30
31
3 2
3 3
34
3 5
3 6
3 7 3 8
4 2
4 3
4 4
4 5
4 6
4 7
4 8
5 0
515 2
5 3
5 4
55
56
59
60
6 1
62
6 3
6 4
6 5
66
6 7
68
6 9
70
71
7273
7475
76
77
78
79
8 0
8 1
8 2
8 38 48 58 6
87
8 8
89
9 0
91
9 2
9 3
809 49 5
96
9798
99
1 0 01 0 1 1 0 2
1 0 3
1 0 4
105
106
10 7
1 0 8
109
27
55
55
1 6
2 7
1 3
3 9
4 0
4 1
27
4 9
1 7
22
27
575 8 4 9
1 1 0
79

REV 46578-20140521 22
46578 ENGLISH Parts List
#Part Number Description Qty
126.601.94 Engine 1
2122.190005.00 Rubber, Fore-Cover, B 1
3122.190005.01 Rubber, Fore-Cover, A 1
4123.191100.19 Rotor Assembly, A, 120MM 1
52.08.022 Flange Bolt M8×242 1
61.96.08 Washer Ø8 1
71.7244.08 Lock Washer Ø8 1
8123.191200.19 Stator Assembly, A,
120MM, No DC 1
9123.191002.01 Stator Cover 1
10 122.190002.00 End Housing 1
11 2.08.065 Flange Bolt M6×168 4
12 1.97.1.06 Washer Ø6 4
13 1.93.06 Lock Washer Ø6 8
14 122.190300.00 Carbon Brush Assembly 1
15 122.190004.01 Pinch, Carbon Brush 1
16 1.93.05 Lock Washer Ø5 3
17 1.5783.0516 Bolt M5×16 3
18 1.97.1.05 Washer Ø5 2
19 122.190200.05 AVR, Remote Start 1
20 1.16674.0516 Flange Bolt M5×16 2
21 122.190003.00.94 Generator End Cover, Green 1
22 1.16674.0512.2 Flange Bolt M5×12 3
23 122.190400.00 Terminal Block 1
24 122.190018.00 Bracket I, Muffler 1
25 1.16674.0820 Flange Bolt M8×20 3
26 122.190018.01 Bracket II, Muffler 1
27 1.5789.0612 Flange Bolt M6×12 13
28 1.9074.4 0514 Screw/Washer Assembly
M5×14 2
29 46.101503.08 Plate, Spark Arrester 1
30 46.101300.08 Spark Arrester Assembly 1
31 26.101000.00 Muffler Assembly 1
32 23.102000.03.2 Muffler Cover 1
33 1.6175.08 Nut M8 2
34 1.93.08 Lock Washer Ø8 2
35 1.848.08 Washer Ø8 2
36 26.100001.00 Gasket, Exhaust 1
37 23.090006.22 Holder, Air Cleaner 1
38 1.5789.0608 Flange Bolt M6×8 1
39 23.070011.04 Pipe, Fuel (6.1 in.) 1
40 2.06.007 Clamp (Ø8×b6) 2
41 122.070400.05 Fuel Cock 1
42 122.071000.05.94 Fuel Tank, Green 1
43 122.070015.01 Mount Vibration, Fuel Tank 4
44 2.03.004 Washer Ø24ר6.5×1.5 4
45 1.5789.0620.2 Flange Bolt M6×20 4
46 23.070301.00 Fuel Filter 1
47 24.070100.00 Fuel Tank Cap 1
48 24.070014.01 Pipe, Reversal Valve 1
49 2.06.006 Clamp (Ø7ר1) 3
50 24.070800.00 Reversal Valve 1
51 1.819.0510 Screw M5×10 2
52 122.072000.00 Fuel Meter Assembly 1
53 152.200702.00 Cover, Handle 1
54 122.200700.03.2 Handle 1
55 1.6177.1.08 Flange Lock Nut M8 14
56 1.5789.0845 Flange Bolt M8×45 2
#Part Number Description Qty
57 122.070700.00 Carbon Canister (320cc) 1
58 122.070013.00 Pipe, Air Cleaner 1
59 6.2.246.318.2 Frame 1
60 2.05.001 Clamp (Ø8×6.5) 2
61 122.201200.05 Motor Mount, II 2
62 122.201200.04 Motor Mount, I 2
63 1.6182.10 Lock Nut M10 2
64 122.201701.05.2 8 in. Wheel, Black 2
65 122.200016.01 Bushing (Ø16ר10.5×59) 2
66 1.96.10 Washer Ø10 2
67 1.5782.10105 Bolt M10×105 2
68 122.200904.00 Strap, Battery 1
69 9.1000.090 Battery 12V9AH 1
70 152.200013.01 Jacket, Wire 1
71 5.1900.010 Red Wire, Battery, 190mm 1
72 122.200013.01 Jacket, Battery 2
73 5.1900.011 Black Wire, Battery,
190mm 1
74 1.5789.0816 Flange Bolt M8×16 2
75 152.200002.00.2 Support Leg, 60MM 1
76 152.201400.00 Rubber, Support 2
77 1.5789.0825 Flange Bolt M8×25 2
78 5.1900.026 Grounding Line, 150mm 1
79 1.6177.1.06 Flange Lock Nut M6 2
80 1.862.06 Lock Washer Ø6 2
81 122.210003.00 Grommet 2
82 1.9074.1.0538.2 Screw/Washer Assembly
M5×38 5
83 122.210002.20 Control Box 1
84 5.1460.003 Indicator Light 1
85 5.1040.004 Remote Program Button 1
86 5.1830.000 Remote Control 1
87 1.823.0514 Screw M5×14 4
88 5.1820.000 Charger 1
89 5.1280.003 Fuse, 10A 1
90 122.159.006.2 Control Panel 1
91 5.1430.001 Intelligauge 1
92 5.1000.001.3 Ignition Switch, Red 1
93 5.1000.000.3 Battery Switch, Red 1
94 1.5783.0622.3 Bolt M6×22, Green 1
95 1.6175.06.3 Nut M6, Green 2
96 1.97.1.06.3 Washer Ø6, Green 2
97 1.93.06.3 Lock Washer Ø6, Green 2
98 5.1120.008 Receptacle L5-30R 1
99 1.9074.4.0414.1 Screw/Washer Assembly
M4×14, Black 6
100 1.6177.1.04.1 Flange Lock Nut M4, Black 6
101 5.1120.034 Receptacle TT-30R 1
102 5.1120.010 Receptacle 5-20R, Duplex 1
103 5.1210.925 AC 25A Breaker, Push
Button, CSA 1
104 5.1210.920 AC 20A Breaker, Push
Button, CSA 1
105 5.1810.001 Over Voltage Protector 1
106 122.210002.14 Control Box 1
107 122.210003.01 Plug, Control Box 1
108 5.1330.001 Sheath, Wire 1
109 122.210003.03 Plug, End Cover 1
110 9.2600.000 Remote Control 1

23 REV 46578-20140521
ENGLISH 46578
SPECIFICATIONS
Engine Parts Diagram
1
2345678910
12 13
14
25 26 27 29 30 32 35 37
38 12 40 41
42
43 44
46
47
21 22
23 24
108
107 106 104 103
53
52
98
51
50
49 55
56
57
58
54
60 62
61
63
65
66
67
68
69
7071
72
74
25
75 1
93
94
95
92
91
90
97
78
79
80
82
83
84
85
86
87
88
76
59
77
96
105
81
73
19 54
39 31,28 16
48
36
1
33
15
34
102 45
101
51
100
64
109
110
111
112
113
115
114
99
89
108
11
18
17
26
116
117
20
118

REV 46578-20140521 24
46578 ENGLISH
#Part Number Description Qty
11.5789.0608 Flange Bolt M6×8 6
222.061100.00.2 Recoil Starter Cover, Black 1
321.061005.00 Recoil Starter Spring 1
42.10.003 Rope (Ø5×1550) 1
521.061001.01 Recoil Starter Reel 1
645.060003.00 Spring, Ratchet 2
745.060002.00 Starter Ratchet (Iron) 2
845.060009.00 Spring, Ratchet Guide 1
945.060007.00 Ratchet Guide 1
10 45.060008.00 Screw, Ratchet Guide 1
11 24.040004.00 Guide Plate, Push Rod 1
12 1.5789.0612 Flange Bolt M6×12 8
13 24.080100.00.94 Fan Cover, Green 1
14 2.05.010 Clamp (Ø4×6.5) 2
15 21.061300.00 Recoil Handle 1
16 23.125200.01 Relay, Starter (Remote
Control) 1
17 22.061000.00 Recoil Assembly 1
18 24.091000.21 Air Cleaner Assembly 1
19 1.5789.0629 Flange Bolt M6×29 1
20 2.03.016 Washer, Drain Bolt
(Ø10ר16×1.5) 2
21 2.02.006 Nut M14×1.5 1
22 21.060001.01 Pulley, Starter 1
23 23.080001.00 Cooling Fan 1
24 24.120100.07 Flywheel, Electric Start 1
25 2.11.001 Oil Seal (Ø25ר41.3×6) 2
26 2.03.020.1 Washer (Ø6.2ר15×0.5),
Black 2
27 21.110100.00 Gear, Governor 1
28 1.93.05 Lock Washer Ø5 2
29 21.110013.00 Shaft, Governor Gear 1
30 21.110011.00 Clip, Governor Gear 1
31 1.16674.0516 Flange Bolt M5×16 2
32 21.110012.01 Bushing, Govornor Gear
(Iron) 1
33 45.121000.00 Coil, Charging 1
34 23.030006.00 Plate, Coil 1
35 23.080600.02 Air Guide, Right Side 1
36 45.030032.00 Sheath, Wire 1
37 26.030100.00 Crankcase 1
38 21.127000.02 Oil Level Sensor 1
39 23.125100.00 Starter Motor Assembly 1
40 23.050200.00 Connecting Rod 1
41 25.050100.11 Crankshaft 1
42 1.276.6205 Bearing 6205 2
43 24.030008.00 Gasket, Crankcase Cover 1
44 22.031000.00 Oil Dipstick Assembly 1
45 24.091100.21 Base, Air Cleaner 1
46 23.030007.01 Cover, Crankcase 1
47 1.5789.0832.0.8 Flange Bolt M8×32 6
48 2.04.005 Dowel Pin (Ø8×10) 2
49 23.110006.00 Rod, Governor 1
50 21.110003.00 Arm, Governor 1
51 1. 617 7. 0 6 Flange Nut M6 3
52 21.110001.00 Shaft, Governor Arm 1
53 22.123000.02 Ignition Coil (Shield) 1
54 1.5789.0625 Flange Bolt M6×25 5
55 23.110005.01 Spring, Throttle Return 1
56 23.110007.00 Spring, Governor 1
57 2.08.040 Bolt, Governor Arm (M6×21) 1
58 21.110008.00 Pin, Shaft 1
59 23.1110 00.20 Control Assembly 1
#Part Number Description Qty
60 25.040013.00 Lifter, Valve 2
61 2.04.001 Dowel Pin (Ø9×14) 2
62 26.041000.00 Camshaft 1
63 2.14.012 Woodruff Key (4×7.5×19) 1
64 2.08.037 Bolt, Drain (M10×1.25×25) 1
65 26.050005.00 Piston 1
66 23.050003.00 Pin, Piston 1
67 2.09.001 Circlip (Ø18ר1) 2
68 26.050303.00 Ring, Oil 1
69 26.050302.00 Ring, Second Piston 1
70 26.050301.00 Ring, First Piston 1
71 26.030009.00 Gasket, Cylinder Head 1
72 2.04.003 Dowel Pin (Ø10×14) 2
73 23.040002.00 Valve, Intake 1
74 23.040006.00 Valve, Exhaust 1
75 26.080400.00 Air Guide, Lower 1
76 2.15.002(F6RTC) Spark Plug (F6RTC) 1
77 1.5789.0855 Flange Bolt M8×55 4
78 23.040017.00 Oil Seal, Valve 2
79 21.040003.00 Spring, Valve 2
80 21.040007.00 Retainer, Exhaust Valve
Spring 1
81 21.040001.00 Retainer, Intake Valve Spring 1
82 21.040008.00 Rotator, Exhaust Valve 1
83 24.040202.00 Shaft, Rocker Arm 1
84 22.040009.00 Rocker Arm, Intake Valve 2
85 22.040012.00 Screw, Valve Adjustment 2
86 21.040021.00 Nut, Lock (M6×0.5) 2
87 1.97.1.06 Washer Ø6 2
88 1.6177.1.06 Flange Lock Nut M6 2
89 2 6 .1 310 17. 2 0 Standard Main Jet 1
26.131017.20.01 Altitude Main Jet /
90 24.040201.00 Retainer, Rocker Arm 1
91 23.040010.00 Bolt, Rocker Arm 2
92 23.040005.00 Push Rod 2
93 21.020002.01 Gasket, Cylinder Head Cover 1
94 24.021000.00 Cylinder Head Cover 1
95 23.020001.02 Breather Tube 1
96 1.5789.0615 Flange Bolt M6×15 4
97 2.01.010 Stud Bolt M8×35 2
98 2.03.021.1 Washer (Ø6.4ר13×1),
Black 1
99 24.091200.20 Cover, Air Cleaner 1
100 23.091003.21 Element, Air Cleaner 1
101 23.091001.21 Separator, Air Cleaner 1
102 23.091002.21 Seal, Air Cleaner 1
103 26.010100.00 Cylinder Head 1
104 2.01.003 Stud Bolt M6×90 2
105 24.130002.00 Gasket, Insulator 1
106 23.130001.00 Insulator, Carburetor 1
107 22.130003.00 Gasket, Carburetor 1
108 26.131000.24 Carburetor 1
109 81.130010.00 Spring, Connecter 1
110 26.130015.24 Connecter, Choke Valve Axis 1
111 24.130004.20 Gasket, Air Cleaner 2
112 26.130005.24 Support, Stepper Motor 1
113 45.132200.01 Stepper Motor 1
114 1.823.0408 Screw M4×8 2
115 81.132001.00 Cover, Stepper Motor 1
116 45.030200.00 Support 1
117 2.06.013 Clamp (Ø13.5×b10) 1
118 24.032000.00 Oil Guide Assembly 1

25 REV 46578-20140521
ENGLISH 46578
TROUBLESHOOTING
For further technical support:
Technical Service
Mon – Fri 8:30 AM – 5:00 PM (PST/PDT)
Toll Free: 1-877-338-0999
tech@championpowerequipment.com
Problem Cause Solution
Generator will not start No fuel Add fuel
Faulty spark plug Replace spark plug
Unit loaded during start up Remove load from unit
Generator will not start;
Generator starts but runs roughly
Low oil level Fill crankcase to the proper level
Place generator on a flat, level surface
Choke in the wrong position Adjust choke
Spark plug wire loose Attach wire to spark plug
Generator will not start wirelessly Remote control battery is dead Replace remote control battery
Generator battery is dead Recharge generator battery
Battery switch is in the “OFF” position Turn battery switch to “ON” position
Generator will not start electrically Generator battery is dead Recharge generator battery
Battery switch is in the “OFF” position Turn battery switch to “ON” position
Generator shuts down during operation Out of fuel Fill fuel tank
Low oil level Fill crankcase to the proper level. Place
generator on a flat, level surface
Generator cannot supply enough power or
overheating
Generator is overloaded Review load and adjust. See “Power
Management”
Insufficient ventilation Check for air restriction. Move to a well
ventilated area
No AC output Cable not properly connected Check all connections
Connected device is defective Replace defective device
Circuit breaker is open Reset circuit breaker
Faulty brush assembly Replace brush assembly
Faulty AVR (auto voltage regulator) Replace AVR
Loose wiring Inspect and tighten wiring connections
Other Contact the help line
Generator gallops Carburetor or governor issue Contact the help line
Repeated circuit breaker tripping Overload Review load and adjust. See “Power
Management”
Faulty cords or device Check for damaged, bare or frayed wires.
Replace defective device

REV 46578-20140521 26
46578 ENGLISH
WARRANTY
WARRANTY
CHAMPION POWER EQUIPMENT
2 YEAR LIMITED WARRANTY
Warranty Qualifications
Champion Power Equipment (CPE) will register this
warranty upon receipt of your Warranty Registration Card
and a copy of your sales receipt from one of CPE’s retail
locations as proof of purchase.
Please submit your warranty registration and your proof
of purchase within ten (10) days of the date of purchase.
Repair/Replacement Warranty
CPE warrants to the original purchaser that the
mechanical and electrical components will be free of
defects in material and workmanship for a period of
one year (parts and labor) and two years (parts) from
the original date of purchase (90 days (parts and
labor) and 180 days (parts) for commercial & industrial
use). Transportation charges on product submitted
for repair or replacement under this warranty are the
sole responsibility of the purchaser. This warranty only
applies to the original purchaser and is not transferable.
Do Not Return The Unit To The Place Of Purchase
Contact CPE’s Technical Service and CPE will
troubleshoot any issue via phone or e-mail. If the
problem is not corrected by this method, CPE will, at its
option, authorize evaluation, repair or replacement of the
defective part or component at a CPE Service Center.
CPE will provide you with a case number for warranty
service. Please keep it for future reference. Repairs
or replacements without prior authorization, or at an
unauthorized repair facility, will not be covered by this
warranty.
Warranty Exclusions
This warranty does not cover the following repairs and
equipment:
Normal Wear
Generators need periodic parts and service to perform well.
This warranty does not cover repair when normal use has
exhausted the life of a part or the equipment as a whole.
Installation, Use and Maintenance
This warranty will not apply to parts and/or labor if this
generator is deemed to have been misused, neglected,
involved in an accident, abused, loaded beyond the
generator’s limits, modified, installed improperly or
connected incorrectly to any electrical component.
Installation, Use and Maintenance Cont’d.
Normal maintenance such as spark plugs, air filters,
adjustments, fuel system cleaning and obstruction due
to buildup is not covered by this warranty.
Other Exclusions
This warranty excludes:
– Cosmetic defects such as paint, decals, etc.
– Wear items such as filter elements, o-rings, etc.
– Accessory parts such as starting batteries, and
storage covers.
– Failures due to acts of God and other force majeure
events beyond the manufacturer’s control.
– Problems caused by parts that are not original
Champion Power Equipment parts.
This warranty does not apply to generators used for
prime power in place of a utility.
Limits of Implied Warranty and Consequential Damage
Champion Power Equipment disclaims any obligation to
cover any loss of time, use of this product, freight, or
any incidental or consequential claim by anyone from
using this generator. THIS WARRANTY IS IN LIEU OF
ALL OTHER WARRANTIES, EXPRESS OR IMPLIED,
INCLUDING WARRANTIES OF MERCHANTABILITY OR
FITNESS FOR A PARTICULAR PURPOSE.
A unit provided as an exchange will be subject to the
warranty of the original unit. The length of the warranty
governing the exchanged unit will remain calculated by
reference to the purchase date of the original unit.
This warranty gives you certain legal rights which may
change from state to state. Your state may also have
other rights you may be entitled to that are not listed
within this warranty.
Contact Information
Address
Champion Power Equipment, Inc.
Customer Service
12039 Smith Ave.
Santa Fe Springs, CA 90670
www.championpowerequipment.com
Customer Service
Mon – Fri 8:30 AM – 5:00 PM (PST/PDT)
Toll Free: 1-877-338-0999
info@championpowerequipment.com
Fax no.: 1-562-236-9429
Technical Service
Mon – Fri 8:30 AM – 5:00 PM (PST/PDT)
Toll Free: 1-877-338-0999
tech@championpowerequipment.com
24/7 Tech Support: 1-562-204-1188
Champion Power Equipment, Inc. (CPE),
The United States Environment Protection Agency (U.S. EPA.) and the California Air Resources Board (CARB)
Emission Control System Warranty
Your Champion Power Equipment (CPE) engine complies with both the U.S. EPA and state of California Air
Resources Board (CARB) emission regulations.
YOUR WARRANTY RIGHTS AND OBLIGATIONS:
The US EPA, California Air Resources Board, and CPE are pleased to explain the Federal and California Emission
Control Systems Warranty on your 2014 small off-road engine and engine powered equipment. In California, new,
small off-road engines and new equipment that use small off-engines must be designed, built and equipped to meet
the State’s stringent anti smog standards. In the other states, new engines and equipment must be designed, built
and equipped, at the time of sale, to meet U.S. EPA regulations for small non-road engines. CPE warrants the
emission control system on your small off-road engine and equipment for the period of time listed below, provided
there has been no abuse, neglect, unapproved modification, or improper maintenance of your equipment.
Your emission control system may include parts such as the carburetor, fuel-injection system, the ignition system,
catalytic converter and fuel lines. Also included may be hoses, belts, connectors and other emission related
assemblies. Where a warrantable condition exits, CPE will repair your small off-road engine at no cost to you
including diagnosis, parts and labor. For engines less than or equal to 80cc, only the fuel tank and fuel line is
subject to the evaporative emission control warranty requirements of this section.
MANUFACTURER’S EMISSION CONTROL SYSTEM WARRANTY COVERAGE:
This emission control system is warranted for two years, subject to provisions set forth below. If, during the
warranty period, emission related part on your engine is defective in materials or workmanship, the part will be
repaired or replaced by CPE.
OWNER WARRANTY RESPONSIBILITIES:
As the small off-road engine owner, you are responsible for the performance of the required maintenance listed in
your Owner’s Manual. CPE recommends that you retain all your receipts covering maintenance on your small off-
road engine, but CPE cannot deny warranty solely for the lack of receipts or for your failure to ensure the
performance of all scheduled maintenance.
As the small off-road engine owner, you should however be aware that CPE may deny you warranty coverage if
your small, off-road engine or a part has failed due to abuse, neglect, improper maintenance or unapproved
modifications.
You are responsible for presenting your small off-road engine to an Authorized CPE service outlet or alternate
service outlet as described in (3)(f.) below, CPE dealer or CPE, Santa Fe Springs, Ca. as soon as a problem exists.
The warranty repairs should be completed in a reasonable amount of time, not to exceed 30 days.
If you have any questions regarding your warranty rights and responsibilities, you should contact:
Champion Power Equipment, Inc.
Customer Service
12039 Smith Ave.
Santa Fe Springs, CA 90670
1-877-338-0999
tech@championpowerequipment.com
EMISSION CONTROL SYSTEM WARRANTY
The following are specific provisions relative to your Emission Control System (ECS) Warranty Coverage.
1. APPLICABILITY: This warranty shall apply to 1995 and later model year California small off-road engines (for
other states, 1997 and later model year engines). The ECS Warranty Period shall begin on the date the new engine
or equipment is delivered to its original, end-use purchaser, and shall continue for 24 consecutive months
thereafter.
2. GENERAL EMISSIONS WARRANTY COVERAGE
CPE warrants to the original, end-use purchaser of the new engine or equipment and to each subsequent
purchaser that each of its small off-road engines is:
a. Designed, built and equipped so as to conform to U.S. EPA emissions standards for spark-ignited
engines at or below 19 kilowatts and all applicable regulations adopted by the California Air Resources Board
and
b. Free from defects in materials and workmanship that cause the failure of a warranted part to be identical
in all material respects to the part as described in the engine manufacturer’s application for certification for a period
of two years.
3. THE WARRANTY ON EMISSION-RELATED PARTS WILL BE INTERPRETED AS FOLLOWS:
a. Any warranted part that is not scheduled for replacement as required maintenance in the Owners
Manual shall be warranted for the ECS Warranty Period. If any such part fails during the ECS Warranty Period, it
shall be repaired or replaced by CPE according to Subsection “d” below. Any such part repaired or replaced under
the ECS Warranty shall be warranted for any remainder of the ECS Warranty Period.
b. Any warranted, emissions-related part which is scheduled only for regular inspection as specified in the
Owners Manual shall be warranted for the ECS Warranty Period. A statement in such written instructions to the
effect of “repair or replace as necessary”, shall not reduce the ECS Warranty Period. Any such part repaired or
replaced under the ECS Warranty shall be warranted for the remainder of the ECS Warranty Period.
c. Any warranted, emissions-related part which is scheduled for replacement as required maintenance in
the Owner’s Manual shall be warranted for the period of time prior to the first scheduled replacement point for that
part. If the part fails prior to the first scheduled replacement, the part shall be repaired or replaced by CPE
according to Subsection “d” below. Any such emissions-related part repaired or replaced under the ECS Warranty,
shall be warranted for the remainder of the ECS Warranty Period prior to the first scheduled replacement point for
such emissions-related part.
d. Repair or replacement of any warranted, emissions-related part under this ECS Warranty shall be
performed at no charge to the owner at a CPE Authorized Service Outlet.
e. The owner shall not be charged for diagnostic labor which leads to the determination that a part covered
by the ECS Warranty is in fact defective, provided that such diagnostic work is performed at a CPE Authorized
Service Outlet.
f. CPE shall pay for covered emissions warranty repairs at non-authorized service outlets under the
following circumstances:
i. The service is required in a population center with a population over 100,000 according to U.S.
Census 2000 without a CPE Authorized Service Outlet AND
ii. The service is required more than 100 miles from a CPE Authorized Service Outlet. The 100 mile
limitation does not apply in the following states: Alaska, Arizona, Colorado, Hawaii, Idaho, Montana, Nebraska,
Nevada, New Mexico, Oregon, Texas, Utah and Wyoming.
g. CPE shall be liable for damages to other original engine components or approved modifications
proximately caused by a failure under warranty of an emission-related part covered by the ECS Warranty.
h. Throughout the ECS Warranty Period, CPE shall maintain a supply of warranted emission-related parts
sufficient to meet the expected demand for such emission-related parts.
i. Any CPE Authorized and approved emission-related replacement part may be used in the performance of
any ECS Warranty maintenance or repair and will be provided without charge to the owner. Such use shall not
reduce CPE’s warranty obligation.
j. Unapproved add-on or modified parts may not be used to modify or repair a CPE engine. Such use voids
this ECS Warranty and shall be sufficient grounds for disallowing an ECS Warranty claim. CPE shall not be liable
hereunder for failures of any warranted parts of a CPE engine caused by the use of such an unapproved add-on or
modified part.

EMISSION-RELATED PARTS INCLUDE THE FOLLOWING: (using those portions of the list applicable to the
engine)
Systems covered by this
warranty
Parts Description
Fuel Metering System
Fuel regulator, Carburetor and internal parts
Air Induction System
Air cleaner, Intake manifold
Ignition System
Spark plug and parts, Magneto ignition system
Exhaust System
Exhaust manifold, catalytic converter
Miscellaneous Parts
Tubing, Fittings, Seals, Gaskets, and Clamps associated with these listed
systems.
Evaporative Emissions
Fuel Tank, Fuel Cap, Fuel Line, Fuel Line Fittings, Clamps, Pressure
Relief Valves, Control Valves, Control Solenoids, Electronic Controls,
Vacuum Control Diaphragms, Control Cables, Control Linkages, Purge
Valves, Vapor Hoses, Liquid/Vapor Separator, Carbon Canister, Canister
Mounting Brackets, Carburetor Purge Port Connector
TO OBTAIN WARRANTY SERVICE:
You must take your CPE engine or the product on which it is installed, along with your warranty registration card or
other proof of original purchase date, at your expense, to any Champion Power Equipment dealer who is
authorized by Champion Power Equipment, Inc. to sell and service that CPE product during his normal business
hours. Alternate service locations defined in Section (3)(f.) above must be approved by CPE prior to service. Claims
for repair or adjustment found to be caused solely by defects in material or workmanship will not be denied because
the engine was not properly maintained and used.
If you have any questions regarding your warranty rights and responsibilities, or to obtain warranty
service, please write or call Customer Service at Champion Power Equipment, Inc.
Champion Power Equipment, Inc.
12039 Smith Ave.
Santa Fe Springs, CA 90670
1-877-338-0999
Attn.: Customer Service
tech@championpowerequipment.com