Champion Power Equipment 76533 Owners Manual
2015-08-26
: Champion-Power-Equipment Champion-Power-Equipment--76533-Owners-Manual-802511 champion-power-equipment--76533-owners-manual-802511 champion-power-equipment pdf
Open the PDF directly: View PDF
.
Page Count: 33

U.S. Patent No. D710,802
OWNER’S MANUAL & OPERATING INSTRUCTIONS
12039 Smith Ave.
Santa Fe Springs CA 90670
USA / 1-877-338-0999
www.championpowerequipment.com
4275 Starting Watts/3420 Rated Watts (LPG)
4750 Starting Watts/3800 Rated Watts (Gasoline)
DUAL FUEL GENERATOR
SAVE THESE INSTRUCTIONS
Important Safety Instructions
are included in this manual.
MADE IN CHINA
REV 76533-20141125
Electric Start
76533
MODEL NUMBER

*We are always working to improve our products. Therefore, the enclosed product may differ slightly from the image on the cover.
Have questions or need assistance?
Do not return this product to the store!
WE ARE HERE TO HELP!
Visit our website:
www.championpowerequipment.com
for more info:
• Product Info & Updates
• Frequently Asked Questions
• Tech Bulletins
• Product Registration
– or –
Call our Customer Care Team Toll-Free at:
1-877-338-0999
AN IMPORTANT MESSAGE ABOUT TEMPERATURE:
Your Champion Power Equipment product is designed and rated for continuous operation at ambient temperatures up to
40°C (104°F). When your product is needed your product may be operated at temperatures ranging from -15°C (5°F) to
50°C (122°F) for short periods. If the product is exposed to temperatures outside this range during storage, it should be
brought back within this range before operation. In any event, the product must always be operated outdoors, in a
well-ventilated area and away from doors, windows and other vents.
WARNING:
The Engine Exhaust from this product contains chemicals known to the State of California
to cause cancer, birth defects or other reproductive harm.

76533
Electric Start
DUAL FUEL GENERATOR
4275 Starting Watts/3420 Rated Watts (LPG)
4750 Starting Watts/3800 Rated Watts (Gasoline)
TABLE OF CONTENTS
Introduction ............................. 1
Introduction ........................... 1
Portable Power Generator .................. 1
Accessories ........................... 1
This Booklet ........................... 1
Manual Conventions. . . . . . . . . . . . . . . . . . . . . . . . 2
Safety Rules ............................. 3
Fuel Safety ........................... 5
Controls and Features ...................... 6
Generator ............................. 6
Generator Panel ........................ 7
Parts Included ......................... 8
Wheel Kit .......................... 8
Other ............................. 8
Assembly ............................... 9
Remove the Generator from the Shipping Carton .. 9
Install the Wheel Kit ..................... 9
Install the Support Leg ................... 9
Connect the Battery ..................... 9
Add Engine Oil ........................ 10
Add Fuel (Gasoline) ..................... 11
Connecting Liquid Petroleum Gasoline
(LPG) Cylinder ....................... 12
Grounding ........................... 12
Operation .............................. 13
Generator Location ..................... 13
Grounding ........................... 13
Surge Protection ....................... 13
Fuel Selector Switch .................... 14
Starting the Engine in ambient > 15°C (59°F) .. 14
Gasoline ......................... 14
LPG ............................ 15
Connecting Electrical Loads ............... 15
Do Not Overload Generator ................ 16
Capacity .......................... 16
Power Management ................... 16
Stopping the Engine .................... 16
Operation at High Altitude ............... 16
Maintenance and Storage ................... 17
Engine Maintenance .................... 17
Oil .............................. 17
Spark Plugs ........................ 17
Air Filter .......................... 17
Spark Arrester ...................... 18
Cleaning .......................... 18
Adjustments ........................ 18
Maintenance Schedule ................ 18
Generator Maintenance .................. 18
Storage .............................. 19
Generator Storage .................... 19
Generator Battery .................... 19
Disconnect the Battery ................ 19
Charge the Battery ................... 19
Specifications ........................... 20
Engine Specifications ................... 20
Generator Specifications ................. 20
Fuel ............................... 20
Oil ................................ 20
Spark Plugs .......................... 20
Maintenance Valve Clearance .............. 20
An Important Message About Temperature .... 20
Parts Diagram ........................ 21
Parts List ............................ 22
Engine Parts Diagram ................... 23
Engine Parts List ...................... 24
Wiring Diagram ........................ 25
Troubleshooting. . . . . . . . . . . . . . . . . . . . . . . . . . 26
Warranty .............................. 27
Warranty Qualifications .................. 27
Repair/Replacement Warranty .............. 27
Do Not Return The Unit To
The Place Of Purchase .................. 27
Warranty Exclusions .................... 27
Normal Wear ....................... 27
Installation, Use and Maintenance ........ 27
Other Exclusions ..................... 27
Limits of Implied Warranty
and Consequential Damage ............. 27
Contact Information. . . . . . . . . . . . . . . . . . . . . 27
Address ........................... 27
Customer Service .................... 27
Technical Service .................... 27

1
ENGLISH 76533
Introduction
Congratulations on your purchase of a Champion
Power Equipment generator. CPE designs and builds
generators to strict specifications. With proper use and
maintenance, this generator will bring years of satisfying
service.
Portable Power Generator
This unit is a gasoline or LPG engine driven, alternating
current (AC) generator. It is designed to supply electrical
power for lighting, appliances, tools and similar
equipment.
Record the model and serial numbers as well as date and place of purchase for future reference. Have this
information available when ordering parts and when making technical or warranty inquiries.
Accessories
Champion Power Equipment manufactures and sells
accessories designed to help you get the most from your
purchase. To find out more about our covers and power
cables, please visit our web site at:
www.championpowerequipment.com
This Booklet
Every effort has been made to ensure the accuracy and
completeness of the information in this manual. We reserve
the right to change, alter and/or improve the product and
this document at any time without prior notice.
Champion Power Equipment Support
Model Number
Serial Number
Date of Purchase
Purchase Location
1-877-338-0999
76533
For Oil Type see ‘Add Engine Oil‘ section. For Fuel Type see ‘Add Fuel‘ section.
INTRODUCTION

2
76533 ENGLISH
MANUAL CONVENTIONS
This manual uses the following symbols to help differentiate between different kinds of information. The safety symbol
is used with a key word to alert you to potential hazards in operating and owning power equipment.
Follow all safety messages to avoid or reduce the risk of serious injury or death.
CAUTION indicates a potentially hazardous
situation which, if not avoided, may result in minor
or moderate injury.
CAUTION
CAUTION used without the safety alert symbol
indicates a potentially hazardous situation which, if
not avoided, may result in property damage.
CAUTION
DANGER indicates an imminently hazardous
situation which, if not avoided, will result in death
or serious injury.
DANGER
WARNING indicates a potentially hazardous
situation which, if not avoided, could result in
death or serious injury.
WARNING
If you have questions regarding your generator, we can
help. Please call our help line at 1-877-338-0999
NOTE

3
ENGLISH 76533
SAFETY RULES
Generator exhaust contains carbon monoxide, a
colorless, odorless, poison gas. Breathing carbon
monoxide will cause nausea, dizziness, fainting or
death. If you start to feel dizzy or weak, get to fresh
air immediately.
Operate generator outdoors only in a well ventilated
area.
DO NOT operate the generator inside any building,
including garages, basements, crawlspaces and
sheds, enclosure or compartment, including the
generator compartment of a recreational vehicle.
DO NOT allow exhaust fumes to enter a confined
area through windows, doors, vents or other
openings.
DANGER CARBON MONOXIDE: using a generator
indoors CAN KILL YOU IN MINUTES.
DANGER
Rotating parts can entangle hands, feet, hair,
clothing and/or accessories.
Traumatic amputation or severe laceration can result.
Keep hands and feet away from rotating parts.
Tie up long hair and remove jewelry.
Operate equipment with guards in place.
DO NOT wear loose-fitting clothing, dangling
drawstrings or items that could become caught.
DANGER
Generator produces powerful voltage.
DO NOT touch bare wires or receptacles.
DO NOT use electrical cords that are worn, damaged
or frayed.
DO NOT operate generator in wet weather.
DO NOT allow children or unqualified persons to
operate or service the generator
Use a ground fault circuit interrupter (GFCI) in damp
areas and areas containing conductive material such
as metal decking.
Use approved transfer equipment to isolate generator
from your electric utility and Notify your utility
company before connecting your generator to your
power system.
DANGER
Sparks can result in fire or electrical shock.
When servicing the generator:
Disconnect the spark plug wire and place it where it
cannot contact the plug.
DO NOT check for spark with the plug removed.
Use only approved spark plug testers.
WARNING
Running engines produce heat. Severe burns can
occur on contact.
Combustible material can catch fire on contact.
DO NOT touch hot surfaces.
Avoid contact with hot exhaust gases.
Allow equipment to cool before touching.
Maintain at least 3 ft. (91.4 cm) of clearance on all
sides to ensure adequate cooling.
Maintain at least 5 ft. (1.5 m) of clearance from
combustible materials.
WARNING
The engine exhaust from this product contains
chemicals known to the state of California to cause
cancer, birth defects, or other reproductive harm.
WARNING
Read this manual thoroughly before operating your
generator. Failure to follow instructions could result
in serious injury or death.
WARNING

4
76533 ENGLISH
SAFETY RULES
Improper treatment or use of the generator can
damage it, shorten its life and void your warranty.
Use the generator only for intended uses.
Operate only on level surfaces.
DO NOT expose generator to excessive moisture,
dust, or dirt.
DO NOT allow any material to block the cooling slots.
If connected devices overheat, turn them off and
disconnect them from the generator.
DO NOT use the generator if:
– Electrical output is lost
– Equipment sparks, smokes or emits flames
– Equipment vibrates excessively
CAUTION
Rapid retraction of the starter cord will pull hand and
arm towards the engine faster than you can let go.
Unintentional startup can result in entanglement,
traumatic amputation or laceration.
Broken bones, fractures, bruises or sprains could result.
When starting engine, pull the starter cord slowly
until resistance is felt and then pull rapidly to avoid
kickback.
DO NOT start or stop the engine with electrical
devices plugged in.
WARNING
Exceeding the generator’s running capacity can
damage the generator and/or electrical devices
connected to it.
DO NOT overload the generator.
Start the generator and allow the engine to stabilize
before connecting electrical loads.
Connect electrical equipment in the off position,
and then turn them on for operation.
Turn electrical equipment off and disconnect before
stopping the generator.
DO NOT tamper with the governed speed.
DO NOT modify the generator in any way.
CAUTION
Medical and Life Support Uses.
In case of emergency, call 911 immediately.
NEVER use this product to power life support
devices or life support appliances.
NEVER use this product to power medical devices
or medical appliances.
Inform your electricity provider immediately if you
or anyone in your household depends on electrical
equipment to live.
Inform your electrical provider immediately if a
loss of power would cause you or anyone in your
household to experience a medical emergency.
WARNING
Operation of this equipment may create sparks that
can start fires around dry vegetation.
A spark arrestor may be required. The operator
should contact local fire agencies for laws or
regulations relating to fire prevention requirements.
WARNING

5
ENGLISH 76533
Gasoline and Gasoline Vapors:
– GASOLINE IS HIGHLY FLAMMABLE AND
EXPLOSIVE.
– Gasoline can cause a fire or explosion if ignited.
– Gasoline is a liquid fuel but it’s vapors can ignite.
– Gasoline is a skin irritant and needs to be cleaned up
immediately if spilled on skin or clothes.
– Gasoline has a distinctive odor, this will help detect
potential leaks quickly.
– In any gasoline fire, flames should not be
extinguished unless by doing so the fuel supply
valve can be turned OFF. This is because if a fire is
extinguished and a supply of fuel is not turned OFF,
then an explosion hazard could be created.
– Gasoline expands or contracts with ambient
temperatures. Never fill the gasoline tank to full
capacity, as gasoline needs room to expand if
temperatures rise.
Liquefied Petroleum Gas (LPG):
– LPG IS HIGHLY FLAMMABLE AND EXPLOSIVE.
– Flammable gas under pressure can cause a fire or
explosion if ignited.
– LPG is heavier than air and can settle in low places
while dissipating.
– LPG has a distinctive odor added to help detect
potential leaks quickly.
– In any petroleum gas fire, flames should not be
extinguished unless by doing so the fuel supply
valve can be turned OFF. This is because if a fire is
extinguished and a supply of fuel is not turned OFF,
then an explosion hazard could be created.
– When exchanging LPG cylinders, be sure the cylinder
valve is of the same type.
– Always keep the LPG cylinder in an upright position.
– LPG will burn skin if it comes in contact with it.
Keep any and all LPG away from skin at all times.
SAFETY RULES
Fuel Safety
GASOLINE, GASOLINE VAPORS AND LIQUID
PETROLEUM GAS (LPG) ARE HIGHLY
FLAMMABLE AND EXPLOSIVE.
Fire or explosion can cause severe burns or death.
Unintentional startup can result in entanglement,
traumatic amputation or laceration.
DANGER
When adding or removing gasoline:
Turn the generator off and let it cool for at least two
minutes before removing the fuel cap. Loosen the cap
slowly to relieve pressure in the tank.
Only fill or drain fuel outdoors in a well-ventilated area.
DO NOT pump gasoline directly into the generator at the
gasoline station. Use an approved container to transfer
the fuel to the generator.
DO NOT overfill the fuel tank.
Always keep fuel away from sparks, open flames, pilot
lights, heat and other sources of ignition.
DO NOT light or smoke cigarettes.
When starting the generator:
DO NOT attempt to start a damaged generator.
Make certain that the gasoline cap, air filter, spark plug,
fuel lines and exhaust system are properly in place.
Allow spilled fuel to evaporate fully before attempting to
start the engine.
Make certain that the generator is resting firmly on level
ground.
When operating the generator:
DO NOT move or tip the generator during operation.
DO NOT tip the generator or allow fuel or oil to spill.
When transporting or servicing the generator:
Make certain that the fuel valve is in the “OFF” position
and the fuel tank is empty.
Make certain that a LPG cylinder is not attached to
generator and is securely stowed away.
Disconnect the spark plug wire.
When storing the generator:
Store away from sparks, open flames, pilot lights, heat
and other sources of ignition.
Do not store generator, gasoline or LPG cylinder near
furnances, water heaters, or any other appliances that
produce heat or have automatic ignitions.
Never use a gasoline container, LPG connector
hose, gasoline tank, LPG cylinder or any other fuel
item that is damaged or appears damaged.
WARNING

6
76533 ENGLISH
Read this owner’s manual before operating your generator. Familiarize yourself with the location and function of the
controls and features. Save this manual for future reference.
(1) Gasoline Fuel Tank – 3.4 gallon (13 L) capacity
fuel tank.
(2) Choke – Used to start the engine.
(3) Air Cleaner – Protects the engine by filtering dust
and debris from the intake air.
(4) Recoil Starter – Used to manually start the engine.
(5) LPG Hose Connector
(6) Oil Filler Cap – Check and fill engine oil level.
(7) Battery – Used to start the engine electrically.
(8) Power Panel – See “Power Panel” section.
(9) Fuel Selector Switch – Used to select fuel source.
Generator
CONTROLS AND FEATURES
1
4
3
2
7
6
5
8
9

7
ENGLISH 76533
Generator Panel
1 2 3 4
5 76 8 9 10
(1) Fuel Selector Switch – Used to select and turn on
gasoline or LPG fuel source.
(2) Ignition Switch – Used to start or stop the
generator.
(3) Intelligauge – Three mode digital meter for
displaying running hours, voltage and hertz.
(4) Battery Switch – Enables/disables starting
electrically.
(5) LPG Hose Connector – Used to connect LPG hose
to generator.
(6) Ground Terminal – Consult an electrician for local
grounding regulations.
(7) 120 Volt AC, 30 Amp Receptacle (NEMA TT-30R)
– May be used to supply electrical power for the
operation of 120 Volt AC, 30 Amp, single phase
60 Hz electrical loads.
(8) 120 Volt AC, 30 Amp Twist-Lock Receptacle
(NEMA L5-30R) – May be used to supply electrical
power for the operation of 120 Volt AC, 30 Amp,
single phase 60 Hz electrical loads.
(9) 120 Volt AC, 20 Amp Duplex
(NEMA 5-20R) – May be used to supply electrical
power for the operation of 120 Volt AC, 20 Amp,
single phase 60 Hz electrical loads.
(10) Circuit Breakers
CONTROLS AND FEATURES

8
76533 ENGLISH
Parts Included
Your 76533 dual fuel generator ships with the following
parts:
Wheel Kit
– 8 in. (20.3 cm) Wheel ....................2
– Flange Bolt (M10x105 for Wheel) ............2
– Bushing ..............................2
– Flat Washer ø10 ........................2
– Lock Nut (M10) ........................2
– Handle ..............................1
– Flange Bolt (M8x45 for Handle) .............2
– Support Leg w/Vibration Mounts .............1
– Flange Bolt (M8x16 for Support Leg) ..........2
– Nut (M8) .............................4
Other
– Oil ........................0.6 qt. (0.6 L)
– LPG Hose With Regulator 3.3 ft. (1 m) .........1
– Oil Funnel ............................1
CONTROLS AND FEATURES

9
ENGLISH 76533
ASSEMBLY
Your generator requires some assembly. This unit ships
from our factory without oil. It must be properly serviced
with fuel and oil before operation.
If you have any questions regarding the assembly of your
generator, call our help line at 1-877-338-0999. Please
have your serial number and model number available.
Remove the Generator from the Shipping Carton
1. Set the shipping carton on a solid, flat surface.
2. Remove everything from the carton except the
generator.
3. Carefully cut each corner of the box from top to
bottom. Fold each side flat on the ground to provide a
surface area to install the wheel kit and support leg.
Install the Wheel Kit
You will need the following tools to install the wheels:
• 17 mm wrench OR adjustable wrench (not included)
• Socket wrench with a 16 mm socket (not included)
• Pliers (not included)
1. Before adding fuel and oil, tip the generator on it’s side.
2. Slide the M10x105 wheel bolt through the Flat
Washer ø10, bushing and wheel.
3. Slide the bolt through the mount point on the frame.
4. Fasten securely with the M10 lock nut.
5. Repeat steps 2-4 to attach the second wheel.
Install the Support Leg
1. Attach the support leg to the generator frame with
flange bolt (M8x16) and flange lock nuts (M8).
2. Tip the generator slowly so that it rests on the
wheels and support leg.
The wheel kit is not intended for over-the-road use.
CAUTION
Connect the Battery
1. Remove the protective cover from the red (+) lead on
the battery.
2. Attach the red (+)lead to the red (+) terminal on the
battery with the cap screw and secure with the nut.
3. Repeat steps 1-2 for the black (–) battery lead.
Install the Handle
1. Place the handle over the mounting channel on the
frame.
2. Secure the handle to the frame using the two handle
bolts (M8x45).
3. Place a flange lock nut (M8) on the end of each bolt
and fasten securely. DO NOT over tighten the flange
lock nuts.

10
76533 ENGLISH
ASSEMBLY
1. Place the generator on a flat, level surface.
2. Remove oil fill cap/dipstick to add oil.
3. Using a funnel, add up to 0.6 qt. (0.6 L) of oil
(included) and replace oil fill cap/dipstick. DO NOT
OVERFILL.
4. Check engine oil level daily and add as needed.
Add Engine Oil Add Engine Oil Cont’d.
Full Synthetic 5W-30
Degrees Celsiusº (Outside)
(Outside)
Degrees Fahrenheitº
The engine is equipped with a low oil shut-off and
will stop when the oil level in the crankcase falls
below the threshold level.
CAUTION
DO NOT attempt to crank or start the engine before
it has been properly filled with the recommended
type and amount of oil. Damage to the generator as
a result of failure to follow these instructions will
void your warranty.
CAUTION
The generator rotor has a sealed, pre-lubricated ball
bearing that requires no additional lubrication for
the life of the bearing.
NOTE
The recommended oil type is 10W-30 automotive oil.
NOTE
Synthetic oil may be used after the 5 hour initial
break-in period. Using synthetic oil does not
increase the recommended oil change interval.
Full synthetic 5W-30 oil will aid in starting in cold
ambient <5ºC (41ºF)
NOTE
We consider the first 5 hours of run time to be
the break-in period for the unit. During the break
in period stay at or below 50% of the running
watt rating and vary the load occasionally to allow
stator windings to heat and cool. Adjusting the
load will also cause engine speed to vary and help
seat piston rings. After the 5 hour break-in period,
change the oil.
NOTE
Once oil has been added, a visual check should show
oil about 1-2 threads from running out of the fill hole.
If using the dipstick to check oil level, DO NOT screw
in the dipstick while checking.
NOTE
Weather will affect engine oil and engine
performance. Change the type of engine oil used
based on weather conditions to suit the engine
needs.
NOTE
Check oil often during the break-in period. Refer to the
Maintenance section for recommended service intervals.
NOTE

11
ENGLISH 76533
ASSEMBLY
Add Fuel (Gasoline) Cont’d.
Our engines work well with 10% or less ethanol
blend fuels. When using blended fuels there are
some issues worth noting:
– Ethanol-gasoline blends can absorb more water
than gasoline alone.
– These blends can eventually separate, leaving
water or a watery goo in the tank, fuel valve and
carburetor.
– With gravity-fed fuel supplies, this compromised
fuel can be drawn into the carburetor and cause
damage to the engine and/or potential hazards.
– There are only a few suppliers of fuel stabilizer
that are formulated to work with ethanol blend
fuels.
– Any damages or hazards caused by using
improper fuel, improperly stored fuel, and/
or improperly formulated stabilizers, are not
covered by manufacture’s warranty.
It is advisable to always shut off the fuel supply,
run the engine to fuel starvation and drain the tank
when the equipment is not in use for more than 30
days.
NOTE
Add Fuel (Gasoline)
1. Use clean, fresh, regular unleaded fuel with a
minimum octane rating of 85 and an ethanol content
of less than 10% by volume.
2. DO NOT mix oil with fuel.
3. Clean the area around the fuel cap.
4. Remove the fuel cap.
5. Slowly add fuel to the tank. DO NOT OVERFILL.
Fuel can expand after filling. A minimum of
¼ in. (6.4 mm) of space left in the tank is required
for fuel expansion, more than ¼ in. (6.4 mm) is
recommended. Fuel can be forced out of the tank as
a result of expansion if it is overfilled, and can affect
the stable running condition of the product. When
filling the tank, it is recommended to leave enough
space for the fuel to expand.
6. Screw on the fuel cap and wipe away any spilled fuel.
Use regular unleaded gasoline with a minimum
octane rating of 85.
Do not mix oil and gasoline.
Fill tank to approximately ¼ in. (6.4 mm) below the
top of the tank to allow for fuel expansion.
DO NOT pump gasoline directly into the generator
at the gas station. Use an approved container to
transfer the fuel to the generator.
DO NOT fill fuel tank indoors.
DO NOT fill fuel tank when the engine is running or hot.
DO NOT overfill the fuel tank.
DO NOT light cigarettes or smoke when filling the
fuel tank.
CAUTION
Pouring fuel too fast through the fuel screen may
result in blow back of fuel at the operator while filling.
WARNING

12
76533 ENGLISH
ASSEMBLY
Do not allow children to tamper or play with the
cylinder or hose connections.
CAUTION
Use approved LPG cylinders equipped with an
OPD (overfilling prevention device) valve. Always
keep the cylinder in a vertical position with the
valve on top and installed at ground level on a flat
surface Cylinders must not be installed near any
heat source and should not be exposed to sun, rain,
and dust. When transporting and storing, turn off
the cylinder valve and fuel valve, and disconnect
the cylinder. Plug the outlet, usually by a plastic
protective cap, if one is available. Keep cylinders
away from heat and ventilated when in a vehicle.
CAUTION
Connecting LPG Cylinder Cont’d.
Grounding
Your generator must be properly connected to an
appropriate ground to help prevent electric shock.
A ground terminal connected to the frame of the generator
has been provided on the power panel. For remote
grounding, connect of a length of heavy gauge
(12 AWG minimum) copper wire between the generator
ground terminal and a copper rod driven into the ground.
We strongly recommend that you consult with a qualified
electrician to ensure compliance with local electrical codes.
Failure to properly ground the generator can result
in electric shock.
WARNING
– Use only standard 20 or 30 pound capacity LP
tanks with Type 1, right hand Acme threads.
– Verify the requalification date on the tank has
not expired.
– All new cylinders must be purged of air and
moisture prior to filling. Used cylinders that have
not been plugged or kept closed must also be
purged.
– The purging process should be done by a LPG
supplier. (Cylinders from an exchange supplier
should have been purged and filled properly
already).
– Always position the cylinder so the connection
between the valve and the LPG inlet won’t cause
sharp bends or kinks in the hose.
NOTE
Connecting Liquid Petroleum Gas (LPG) Cylinder
1. Make sure the fuel valve on the generator is in the off
position.
2. Attach the LPG hose (included) to the LPG hose
connector on the side of the generator and tighten
with a 19 mm or adjustable wrench.
Important: DO NOT use tape or any other type of
sealant to seal LPG hose connection.
3. Remove the safety plug or cap from the cylinder
valve.
4. Attach the other end of the hose to the LPG
connector on the cylinder and hand tighten.
5. Check all connections for leaks by wetting the fittings
with a solution of soap and water. Bubbles which
appear or bubbles which grow indicate that a leak
exists. If a leak exists at a fitting then turn off the
LPG valve at the tank and tighten the fitting. Turn the
LPG back on and recheck the fitting with the soap
and water solution. If the leak continues or if the leak
is not at a fitting then do not use the generator and
contact customer service.
If there is a strong smell of gas: Close off the LPG
supply at the cylinder. Use soapy water, which will
produce a large bubble at the point of any leak, to
check the hose, and connections on the cylinder valve
and the generator. Do not smoke or light a cigarette,
or check for leaks using a match, open flame source
or lighter. Contact a qualified technician to inspect
and repair the LPG system if a leak is found, before
using the generator.
WARNING

13
ENGLISH 76533
OPERATION
Generator Location
NEVER operate the generator inside any building,
including garages, basements, crawlspaces and sheds,
enclosure or compartment, including the generator
compartment of a recreational vehicle. Please consult
your local authority. In some areas, generators must
be registered with the local utility. Generators used at
construction sites may be subject to additional rules and
regulations. Generators should be on a flat, level surface
at all times. (Even while not in operation) Generators
must have at least 5 ft. (1.5 m) of clearance from all
combustible material. In addition to clearance from
all combustible material, generators must also have
at least 3 ft. (91.4 cm) of clearance on all sides to
allow for adequate cooling, maintenance and servicing.
Generators should never be started or operated in the
back of a SUV, camper, trailer, in the bed of a truck
(regular, flat or otherwise), under staircases/stairwells,
next to walls or buildings, or in any other location that
will not allow for adequate cooling of the generator
and/or the muffler. DO NOT contain generators during
operation. Allow generators to properly cool before
transport or storage.
Place the generator in a well-ventilated area. DO NOT
place the generator near vents or intakes where exhaust
fumes could be drawn into occupied or confined
spaces. Carefully consider wind and air currents when
positioning generator.
Failure to follow proper safety precautions may void
manufacturer’s warranty.
Do not operate or store the generator in rain, snow,
or wet weather.
Using a generator or electrical appliance in wet
conditions, such as rain or snow, or near a pool or
sprinkler system, or when your hands are wet, could
result in electrocution.
WARNING
WARNING
During operation the muffler and exhaust fumes
produced will become hot. If adequate cooling and
breathing space are not supplied, or if the generator
is blocked or contained, temperatures can become
extremely heated and may lead to fire.
Surge Protection
Electronic devices, including computers and many
programmable appliances use components that are
designed to operate within a narrow voltage range and
may be affected by momentary voltage fluctuations.
While there is no way to prevent voltage fluctuations, you
can take steps to protect sensitive electronic equipment.
1. Install UL1449, CSA-listed, plug-in surge suppressors
on the outlets feeding your sensitive equipment.
Surge suppressors come in single- or multi-outlet
styles. They’re designed to protect against virtually
all short-duration voltage fluctuations.
Voltage fluctuation may impair the proper
functioning of sensitive electronic equipment.
CAUTION
Grounding
The generator system ground connects the frame to the
ground terminals on the power panel.
– The generator (stator winding) is isolated from the
frame and from the AC receptacle ground pin.
– Electrical devices that require a grounded receptacle
pin connection will not function if the receptacle
ground pin is not functional.

14
76533 ENGLISH
OPERATION
The fuel selector switch cover is specifically
designed not to slide to either side while a specific
fuel has been selected and the valve is in the “ON”
position. Only when the fuel valves are in the “OFF”
position can the cover slide side to side.
NOTE
The fuel selector is locked into place once a
“CLICK” sound is made. Only then can a fuel valve
be turned to the vertical position.
NOTE
Fuel Selector Switch
The fuel selector switch on the front panel of the
generator is designed specifically to choose between the
fuel source desired, Gasoline or LPG.
To select a fuel source simply slide the switch cover to
either the right or left, and this will uncover the fuel
valve of the fuel selected.
The LPG fuel valve (A) is to the left of the switch cover.
The gasoline fuel valve (B) is to the right of the switch
cover.
1A
2B
Once a fuel source has been selected, the user must
turn the fuel valve to the vertical position to open the
fuel valve. (1)
To turn a fuel valve to the off position the valve must be
in the horizontal position. (2)
Starting the Engine in ambient > 15°C (59°F)
Gasoline
1. Make certain the generator is on a flat, level surface.
2. Disconnect all electrical loads from the generator.
Never start or stop the generator with electrical
devices plugged in or turned on.
3. Turn the gasoline fuel valve to the “ON” position.
4. Move the choke lever to the “100% CHOKE” detent
position.
a. For restarting a warm engine, move the choke
lever to the “75% CHOKE” detent position.
5. Push the ignition switch to the “ON” position.
6. Push the battery switch to the “ON” position.
7. ELECTRIC START: Press and hold the ignition switch
to the “START” position. Release as the engine begins
to start. If the engine fails to start within five seconds,
release the switch and wait at least ten seconds before
attempting to start the engine again.
8. RECOIL START: Pull the starter cord slowly until
resistance is felt and then pull rapidly.
9. Do not over-choke. As soon as engine starts, gradually
move the choke lever to the “RUN” position over a 2-5
second duration.
Keep choke lever in “Choke” position for only 1
pull of the recoil starter. After first pull, move choke
lever to the “Run” position for up to the next 3
pulls of the recoil starter. Too much choke leads to
sparkplug fouling/engine flooding due to the lack of
incoming air. This will cause the engine not to start.
NOTE
For restarts with hot engine in hot ambient > 30°C
(86°F)
Keep choke lever in “75% Choke” detent position
for only 1 pull of the recoil starter. After first pull,
move choke lever to the “Run” position for up to
the next 3 pulls of the recoil starter. Too much
choke leads to sparkplug fouling/engine flooding
due to the lack of incoming air. This will cause the
engine not to start.
NOTE

15
ENGLISH 76533
OPERATION
Connecting Electrical Loads
1. Let the engine stabilize and warm up for a few
minutes after starting
2. Plug in and turn on the desired 120 Volt AC single
phase, 60 Hz electrical loads.
– DO NOT connect 3-phase loads to the generator.
– DO NOT connect 50 Hz loads to the generator.
– DO NOT overload the generator.
Connecting a generator to your electric utility company’s power
lines or to another power source may be against the law. In
addition this action, if done incorrectly, could damage your
generator and appliances and could cause serious injury or even
death to you or a utility worker who may be working on nearby
power lines. If you plan to run a portable electric generator
during an outage, please notify your electric utility company
immediately and remember to plug your appliances directly into
the generator. Do not plug the generator into any electric outlet
in your home. Doing so could create a connection to the utility
company power lines. You are responsible for ensuring that your
generator’s electricity does not feed back into the electric utility
power lines.
If the generator will be connected to a building electrical system,
consult your local utility company or a qualified electrician.
Connections must isolate generator power from utility power and
must comply with all applicable laws and codes.
NOTE
If the engine starts but does not run make certain that
the generator is on a flat, level surface. The engine
is equipped with a low oil sensor that will prevent the
engine from running when the oil level falls below a
critical threshold.
NOTE
When the battery switch is in the “ON” position, the
switch will light up if the battery is sending out a
charge. If the switch does not light up while in the “ON”
position, check that the battery connection is still good.
NOTE
The supplied 12V 7AH battery does re-charge while the
engine is running, but it is also recommended that the
battery be fully charged at least once per month.
NOTE
LPG Cont’d.
If the ignition switch is held down in the “Start” position
longer than 5 seconds it could damage the starter.
CAUTION
NOTE
Observing frost on LPG containers and regulators
is common during operation and normally is not an
indication of a problem. As LPG vaporizes and travels
from the tank to the generator engine it expands. The
amount of frost that forms can be affected by the size of
the container, the amount of fuel being used, the humidity
of the air and other operating conditions. In unusual
situations this frost may eventually restrict the flow of LPG
gas to the generator resulting in deteriorating performance.
For example, if the tank temperature is reduced to a
very low level then the rate at which the LPG vaporizes
is also reduced and may not provide sufficient fuel flow
to the engine. This is not an indication of a problem with
the generator but only a problem with the flow of gas
from the LPG container. If generator performance seems
to be deteriorating at the same time that ice formation
is observed on tank valve, hose or regulator then some
actions may be taken to eliminate this symptom.
In these rare situations it can be helpful to reduce or
eliminate the cold fuel system effects by doing one of the
following:
– Exchanging fuel tanks to allow the first tank to warm
up, repeating as necessary
– Placing the LPG container at the end of the generator
near the handle, where engine fan air flows out from
the generator. This air is slightly heated by flowing over
the engine. The container should not be placed in the
path of the muffler outlet.
– The container can be temporarily warmed by pouring
warm water over the top of the tank.
6. Push the ignition switch to the “ON” position.
7. Push the battery switch to the “ON” position.
8. ELECTRIC START: Press and hold the ignition switch
to the “START” position. Release as the engine begins
to start. If the engine fails to start within five seconds,
release the switch and wait at least ten seconds before
attempting to start the engine again.
9. RECOIL START: Pull the starter cord slowly until
resistance is felt and then pull rapidly.
10. Do not over-choke. As soon as engine starts, gradually
move the choke lever to the “RUN” position over a 2-5
second duration.
LPG
1. Make certain the generator is on a flat, level surface.
2. Disconnect all electrical loads from the generator.
Never start or stop the generator with electrical
devices plugged in or turned on.
3. Fully open the LPG cylinder fuel knob.
4. Turn the LPG fuel valve to the “ON” position.
5. Move the choke lever to the “75% Choke” detent turn
position. (A)
a. For restarting a warm engine, move the choke
lever to the “75% CHOKE” detent position.
A

16
76533 ENGLISH
OPERATION
Do Not Overload Generator
Capacity
Follow these simple steps to calculate the running and starting
watts necessary for your purposes.
1. Select the electrical devices you plan on running at the
same time.
2. Total the running watts of these items. This is the amount
of power you need to keep your items running.
3. Identify the highest starting wattage of all devices
identified in step 1. Add this number to the number
calculated in step 2. Surge wattage is the extra burst of
power needed to start some electric driven equipment.
Following the steps listed under “Power Management” will
guarantee that only one device will be starting at a time.
Power Management
Use the following formula to convert voltage and amperage to
watts:
Volts x Amps = Watts
To prolong the life of your generator and attached devices,
follow these steps to add electrical load:
1. Start the generator with no electrical load attached
2. Allow the engine to run for several minutes to stabilize.
3. Plug in and turn on the first item. It is best to attach the
item with the largest load first.
4. Allow the engine to stabilize.
5. Plug in and turn on the next item.
6. Allow the engine to stabilize.
7. Repeat steps 5-6 for each additional item.
Never exceed the specified capacity when adding
loads to the generator.
NOTE
Operation using the alternative main jet at
elevations lower than the recommended minimum
altitude can damage the engine. For operation at
lower elevations, the standard main jet must be
used. Operating the engine with the wrong engine
configuration at a given altitude may increase
its emissions and decrease fuel efficiency and
performance.
WARNING
Stopping the Engine Cont’d.
Operation at High Altitude
The density of air at high altitude is lower than at sea
level. Engine power is reduced as the air mass and air-
fuel ratio decrease. Engine power and generator output
will be reduced approximately 3½% for every 1000
feet of elevation above sea level. This is a natural trend
and cannot be changed by adjusting the engine. At high
altitudes increased exhaust emissions can also result
due to the increased enrichment of the air fuel ratio.
Other high altitude issues can include hard starting,
increased fuel consumption and spark plug fouling.
To alleviate high altitude issues other than the natural
power loss, Champion Power Equipment can provide a
high altitude carburetor main jet. The alternative main
jet and installation instructions can be obtained by
contacting Customer Support. Installation instructions
are also available in the Technical Bulletin area of the
Champion Power Equipment internet site.
The part number and recommended minimum altitude
for the application of the high altitude carburetor main
jet is listed in the table below.
In order to select the correct high altitude main jet
it is necessary to identify the carburetor model. For
this purpose, a code is stamped on the side of the
carburetor. Select the correct main jet part number
corresponding to the carburetor code found on your
particular carburetor.
Stopping the Engine
1. Turn off and unplug all electrical loads. Never start
or stop the generator with electrical devices plugged
in or turned on.
2. Let the generator run at no-load for several minutes
to stabilize internal temperatures of the engine and
generator.
3. Turn the gasoline fuel valve to the “OFF” position if
operating by gasoline.
4. Turn the LPG cylinder knob to the “CLOSE” or “OFF”
position if operating by LPG.
5. Let the engine run until fuel starvation has stopped
the engine. This usually takes a few minutes.
6. Press the ignition switch to the “OFF” position.
7. Turn battery switch to the “Off” Position.
Important: Always ensure that the Fuel Valve and the
Ignition Switch are in the “OFF” position when the
engine is not in use.
When turning off the generator after LPG operation, make
sure the LPG cylinder knob is in the fully closed position.
NOTE
If the engine will not be used for a period of two (2) weeks
or longer, please see the Storage section for proper engine
and fuel storage.
NOTE
Carburetor
Code Main Jet Part Number Altitude
P22-4-H
Standard 27.131017.01. H
3500 Feet
(1067 Meters)
Altitude 27.131017.01.01.H
P22-4-Z
Standard 2 7.131 017.01. Z
Altitude 27.131017.01.01.Z

17
ENGLISH 76533
The owner/operator is responsible for all periodic
maintenance.
Complete all scheduled maintenance in a timely manner.
Correct any issue before operating the generator.
Never operate a damaged or defective generator.
Tampering with the factory set governor will void
your warranty.
Air Filter
1. Remove the snap-on cover holding the air filter to
the assembly.
2. Remove the foam element.
3. Wash in liquid detergent and water. Squeeze
thoroughly dry in a clean cloth.
4. Saturate in clean engine oil.
5. Squeeze in a clean, absorbent cloth to remove all
excess oil.
6. Place the filter in the assembly.
7. Reattach the air filter cover and snap in place.
Spark Plugs
1. Remove the spark plug cable from the spark plug.
2. Use the spark plug tool (not included) to remove the
plug.
3. Inspect the electrode on the plug. It must be clean and
not worn to produce the spark required for ignition.
4. Make certain the spark plug gap is 0.7 - 0.8 mm or
(0.028 - 0.031 in.).
5. Refer to the spark plug recommendation chart when
replacing the plug.
6. Carefully thread the plug into the engine.
7. Use the spark plug tool (not included) to firmly install
the plug.
8. Attach the spark plug wire to the plug.
For service or parts assistance, contact our help
line at 1-877-338-0999
NOTE
Maintenance, replacement, or repair of emission
control devices and systems may be performed
by any non-road engine repair establishment or
individual.
NOTE
WARNING
WARNING
Improper maintenance will void your warranty.
WARNING
Oil Cont’d.
0.7 - 0.8 mm
0.028 - 0.031 in.
MAINTENANCE AND STORAGE
Once oil has been added, a visual check should show
oil about 1-2 threads from running out of the fill hole.
If using the dipstick to check oil level, DO NOT screw
in the dipstick while checking.
NOTE
Engine Maintenance
To prevent accidental starting, remove and ground spark
plug wire before performing any service.
Oil
Change oil when the engine is warm. Refer to the oil
specification to select the proper grade of oil for your
operating environment.
1. Remove the oil drain plug with a 12 mm socket and
extension.
2. Allow the oil to drain completely.
3. Replace the drain plug.
4. Remove oil fill cap/dipstick to add oil.
5. Add 0.6 qt. (0.6 L) of oil and replace oil fill
cap/dipstick. DO NOT OVERFILL.
6. Dispose of used oil at an approved waste
management facility.

18
76533 ENGLISH
Adjustments
The air-fuel mixture is not adjustable. Tampering with
the governor can damage your generator and your
electrical devices and will void your warranty. CPE
recommends that you contact our service line at
1-877-338-0999 for all other service and/or adjustment
needs.
Maintenance Schedule
Follow the service intervals indicated in the following
maintenance schedule.
Service your generator more frequently when operating
in adverse conditions.
Contact our helpline at 1-877-338-0999 to locate the
nearest Champion Power Equipment certified service
dealer for your generator or engine maintenance needs.
Use a damp cloth to clean exterior surfaces of the engine.
Use a soft bristle brush to remove dirt and oil.
Use an air compressor (25 PSI) to clear dirt and debris
from the engine.
Cleaning
DO NOT spray engine with water.
CAUTION
Water can contaminate the fuel system.
Spark Arrester
1. Allow the engine to cool completely before servicing
the spark arrester.
2. Remove the three screws holding the cover plate
which retains the end of the spark arrester to the
muffler.
3. Remove the spark arrester screen.
4. Carefully remove the carbon deposits from the spark
arrester screen with a wire brush.
5. Replace the spark arrester if it is damaged.
6. Position the spark arrester in the muffler and attach
with the three screws.
Failure to clean the spark arrester will result in degraded
engine performance.
CAUTION
MAINTENANCE AND STORAGE
Federal and local laws and administrative requirements
indicate when and where spark arresters are required.
When ordered, spark arresters are required for operation
of this generator in National Forest lands. In California,
this generator must not be used on any forest- covered
land, brush-covered land, or grass- covered land unless
the engine is equipped with a spark arrester.
NOTE
*To be performed by knowledgeable, experienced owners or
Champion Power Equipment certified dealers.
Generator Maintenance
Make certain that the generator is kept clean and stored
properly. Only operate the unit on a flat, level surface in
a clean, dry operating environment. DO NOT expose the
unit to extreme conditions, excessive dust, dirt, moisture
or corrosive vapors.
Use a damp cloth to clean exterior surfaces of the generator.
Use a soft bristle brush to remove dirt and oil.
Use an air compressor (25 PSI) to clear dirt and debris
from the generator.
Inspect all air vents and cooling slots to ensure that they
are clean and unobstructed.
DO NOT use a garden hose to clean the generator.
Water can enter the generator through the cooling
slots and damage the generator windings.
CAUTION
Every 8 hours or daily
Check oil level
Clean around air intake and muffler
Check hoses for leaks
First 5 hours
Change oil
Every 50 hours or every season
Clean air filter
Change oil if operating under heavy load or in hot
environments
Every 100 hours or every season
Change oil
Clean/Adjust spark plug
Check/Adjust valve clearance*
Clean spark arrester
Clean fuel tank and filter*
Every 250 hours
Clean combustion chamber*
Every 3 years
Replace fuel line and LPG hose

19
ENGLISH 76533
MAINTENANCE AND STORAGE
Storage
The generator should be started at least once every 14
days and allowed to run for at least 20 minutes. For
longer term storage, please follow these guidelines.
Generator Storage
1. Add a properly formulated fuel stabilizer to the tank.
2. Be sure all appliances are disconnected from the
generator.
3. Run the generator for a few minutes so the treated
fuel cycles through the fuel system and carburetor.
4. Turn the fuel valve to the “Off” position.
5. Let the generator run until fuel starvation has
stopped the engine. This usually takes a few minutes.
6. The generator needs to cool completely before
cleaning and storage.
7. Clean the generator according to the maintenance
section.
8. Change the oil.
9. Remove the spark plug and pour about 1⁄2 ounce
(14.8 mL) of oil into the cylinder. Crank the engine
slowly to distribute the oil and lubricate the cylinder.
10. Reattach the spark plug.
11. Store the unit in a clean, dry place out of direct
sunlight.
Generator Battery
This product is equipped with an automatic battery
charging circuit. The battery will receive charging
voltage when the engine is running. The battery will
maintain a proper charge if the unit is used on a regular
basis (about once every two weeks). If it is used less
frequently, the battery should be connected to a trickle
charger (not included) or battery maintainer (not
included) to keep the battery properly charged. If the
battery is not able to start the engine, it can be started
by manually pulling the engine recoil cord. If the battery
voltage is extremely low, the charging circuit may not be
able to re-charge the battery. In this case, the battery
must be connected to a standard automotive style
battery charger for re-charging before it can be used.
Disconnect the Battery
1. Remove the protective cover from the black/negative
battery lead.
2. Disconnect the black/negative lead from the black/
negative terminal on the battery and store the cap
screw and nut.
3. Repeat steps 1-2 for the red/positive battery lead.
4. Store the battery in a cool, dry place.
A Float Charger will maintain the battery condition
over long storage periods.
NOTE
Charge the Battery
For a generator equipped with batteries for electric
starting, proper battery maintenance and storage should
be followed. An automatic battery charger (not included)
with automatic trickle charging capability should be used
to charge the battery. Maximum charging rate should not
exceed 1.5 amps. Follow the instructions included with
the battery charger. The battery should be fully charged
at least once per month.
Generator exhaust contains odorless and colorless
carbon monoxide gas.
To avoid accidental or unintended ignition of your
remote start generator during periods of storage,
the following precautions should be followed:
– When storing the generator for short periods of
time make sure that the Ignition Switch, the Fuel
Valve and the Battery Switch are set in the OFF
position.
– When storing the generator for extended periods
of time make sure that the Ignition Switch, the
Fuel Valve and the Battery Switch are set in the
the the OFF position and the battery leads have
been disconnected from the battery.
DANGER

20
76533 ENGLISH
Oil
Use 10W-30 automotive oil.
Oil capacity is up to 0.6 qt. (0.6 L).
DO NOT OVERFILL.
Please reference the following chart for recommended
oil types for use in the generator.
Fuel
Fuel (Gasoline) capacity is 3.4 gal. (13 L).
– Use regular unleaded gasoline with a minimum
octane rating of 85 and an ethanol content of less
than 10% by volume.
– Use only an approved LPG cylinder equipped with an
OPD valve.
SPECIFICATIONS
Engine Specifications
– Model ...................... YF172FD-L_G
– Displacement .......................224cc
– Type ........................4-Stroke OHV
– Start Type ....................Electric Start
Generator Specifications
– Model ........................... 76533
– Rated Wattage (Gasoline) ...........3800 Watts
– Rated Wattage (LPG) ..............3420 Watts
– Starting Wattage (Gasoline) .........4750 Watts
– Starting Wattage (LPG) ............4275 Watts
– AC Load ..........................120 V
– Phase ............................Single
– Frequency .........................60 Hz
– Fuel Capacity .................3.4 gal. (13 L)
– Gross Weight ...............132.3 lb. (60 kg)
– Net Weight .................. 119 lb. (54 kg)
– Height ................... 22.9 in. (58.2 cm)
– Width ...................24.8 in. (63.1 cm)
– Length. . . . . . . . . . . . . . . . . . . 26.3 in. (66.7 cm)
Maintenance Valve Clearance
– Intake: 0.13 – 0.17 mm (0.005 – 0.007 in.)
– Exhaust: 0.18 – 0.22 mm (0.007 – 0.009 in.)
Note: Tech bulletin regarding the valve adjustment
procedure is on www.championpowerequipment.com.
Spark Plugs
OEM spark plug: NHSP F6RTC
Replacement spark plug: NGK BPR6ES or equivalent
Make certain the spark plug gap is 0.7 - 0.8 mm or
(0.028 - 0.031 in.).
Full Synthetic 5W-30
Degrees Celsiusº (Outside)
(Outside)
Degrees Fahrenheitº
An Important Message About Temperature
Your Champion Power Equipment product is designed
and rated for continuous operation at ambient
temperatures up to 40°C (104°F). When your product is
needed your product may be operated at temperatures
ranging from -15°C (5°F) to 50°C (122°F) for short
periods. If the product is exposed to temperatures
outside this range during storage, it should be brought
back within this range before operation. In any event,
the product must always be operated outdoors, in a
well-ventilated area and away from doors, windows and
other vents.
Weather will affect engine oil and engine
performance. Change the type of engine oil used
based on weather conditions to suit the engine
needs.
NOTE

21
ENGLISH 76533
SPECIFICATIONS
Parts Diagram
32
33
34
35
36
37
3839
40
41
42
43
44
4546
47
76
78 77 75
79
80
81
82
83
85
86
87
88
90
91
89
114
115
116
117
118
119
120
121
122
123
126
84
124
125
74
1
2
3
4
56
7
8
9
10
11
12
13
14
15
16
17
18
12
19
15
16
20
21
22
23
2425
26
27
28
2930
31
10
30
48
51
52
53
46
54
55
56
57
58
59
60
61
62
63
64
65
66
67
68
69
46
71
72
49
38
50
92
93
97
94
95
68
9899
100101
102
96
103 104 105 106 107 108 109
110
111
112
113
73
70
42
22
22
127
128

22
76533 ENGLISH Parts List
#Part Number Description Qty
12 7.6 9 0 Engine 1
2124.191100.10 Rotor Assembly, Al, Ø119×90 mm 1
32.08.103 Flange Bolt M8×227 1
41.96.08 Washer Ø8 1
51.7244.08 Lock Waher Ø8 1
6124.191200.10 Stator Assembly, Al, Ø190×90 mm 1
7124.191002.02 Stator Cover 1
82.08.050 Flange Bolt M6×133 4
91.97.1.06 Washer Ø6 4
10 1.93.06 Lock Waher Ø6 8
11 124.190002.00 End Housing 1
12 1.16 674.0512.2 Flange Bolt M5×12 3
13 122.190300.00 Carbon Brush Assembly 1
14 122.190004.01 Pinch, Carbon Brush 1
15 1.5783.0516 Bolt M5×16 3
16 1.93.05 Lock Waher Ø5 3
17 122.190200.03 AVR 1
18 1.16674.0516 Flange Bolt M5×16 2
19 152.190003.00.48 Generator End Cover, Yellow 1
20 1.97.1.05 Washer Ø5 2
21 122.190400.00 Terminal Block 1
22 1.5789.0620 Flange Bolt M6×20 5
23 1.823.0406 Screw M4×6 3
24 27.101300.00 Spark Arrester Assembly 1
25 27.101000.00 Muffler Assembly 1
26 1.6175.08 Nut M8 2
27 1.93.08 Lock Washer Ø8 2
28 1.848.08 Washer Ø8 2
29 26.100001.00 Muffler Gasket 1
30 1.5789.0608 Flange Bolt M6×8 2
31 23.090006.21 Holder, Air Cleaner 1
32 122.071000.31.48 Fuel Tank, Yellow 1
33 122.070015.01 Mount Vibration, Fuel Tank 4
34 2.03.004 Washer (Ø24ר6.5×1.5) 4
35 1.5789.0620.2 Flange Bolt M6×20 4
36 24.070800.00 Reversal Valve 1
37 122.070014.01 Pipe, Reversal Valve (740+30) 1
38 2.06.006 Clamp (Ø7ר1) 2
39 122.070100.07 Fuel Tank Cap 1
40 122.070300.03 Fuel Filter Assembly 1
41 21.070600.01 Connect (Copper) 1
42 2.06.016 Clamp (Ø8.7×b8) 4
43 122.070011.08 Fuel Pipe (245+25 mm) 1
44 152.200702.00 Handle Cover 1
45 122.200700.03.2 Handle 1
46 1.6177.1.08 Flange Lock Nut M8 14
47 1.5789.0845 Flange Bolt M8×45 2
48 6.2.286.287.2 Frame 1
49 122.070700.00 Carbon Canister 1
50 122.070013.00 Pipe, Air Cleaner (85+30+30) 1
51 2.05.001 Clamp (Ø8×6.5) 2
52 122.200800.05 Cover, Fuel Tank 1
53 1.5789.0612.1 Flange Bolt M6×12, Black 2
54 122.201200.05 Motor Mount, II 2
55 122.201200.04 Motor Mount, I 2
56 1.6182.10 Lock Nut M10 2
57 122.201701.07.2 8 in. Wheel, Black 2
58 122.200016.01 Bushing (Ø16ר10.5×58.5) 2
59 1.96.10 Washer Ø10 2
60 1.5782.10105 Bolt M10×105 2
61 122.200904.00 Pinch, Rubber 1
62 9.1000.07001 Battery 12V7AH 1
63 152.200013.01 Jacket, Wire 3
64 5.1900.010 Red Wire, 190 mm, Battery, Red 1
65 5.190 0.011 Black Wire, 190 mm, Battery,
Black 1
#Part Number Description Qty
66 1.6177.1.06 Flange Lock Nut M6 1
67 5.1900.026 Grounding Line, 150mm 1
68 1.862.06 Lock Washer Ø6 2
69 1.5789.0816 Flange Bolt M8×16 2
70 152.200002.00.2 Support Leg 60 mm 1
71 152.201400.00 Rubber, Support 2
72 1.5789.0825 Flange Bolt M8×25 2
73 2.05.005 Clip (Ø6) 1
74 2.05.009 Clip (Ø12.5×7) 1
75 1.845.3513 Screw ST3.5×13 2
76 1.819.1.0330 Screw M3×30 1
77 1.6170.03 Nut M3 1
78 5.1050.000 Switch 1
79 1.845.4816 Screw ST4.8×16 2
80 122.070400.06 Fuel Cock 1
81 122.070011.09 Pipe, Fuel (395+33 mm) 1
82 152.070031.01 Jacket, Fuel Hose 1
83 122.210002.24 Control Box 1
84 1.5789.0615.1 Flange Bolt M6×15, Black 4
85 1.823.0408 Screw M4×8 2
86 122.070025.02 Knob 1
87 1.6182.05 Lock Nut M5 1
88 122.070032.00 Knob Sleeve 1
89 2.08.055 Bolt M6×14 3
90 152.201004.00 Lock Catch 2
91 152.200019.00.48 Switch Handle, Yellow 1
92 122.199.1.2 Control Panel, Black 1
93 5.1000.001.3 Ignition Switch 1
94 1.9074.4.0414.1 Screw/Washer Assembly M4×14,
Black 2
95 1.6177.1.04.1 Flange Lock Nut M4, Black 10
96 5.1430.001 Intelligauge 1
97 1.9074.4.0512.1 Screw M5×12, Black 6
98 1.5783.0622.3 Bolt M6×22, Green 1
99 1.6175.06.3 Nut M6, Green 2
100 1.97.1.06.3 Washer Ø6, Green 2
101 1.93.06.3 Lock Washer Ø6, Green 2
102 5.1120.036 Receptacle TT-30R 1
103 5.1120.0 08 Receptacle L5-30R 1
104 5.1120.010 Receptacle 5-20R Duplex 1
105 5.1210.920 AC 20A Breaker, Push Button 1
106 5.1210.930 AC 30A Breaker, Push Button 1
107 5.1000.000.3 Battery Switch 1
108 5.1800.004 Rectifier 1
109 1.818.0514.2 Screw M5×14, Black 3
110 5.1810.003 VFO Diode 1
111 5.1820.001 Charger 1
112 5.1280.003 Fuse (10A) 1
113 5.1280.008 Fuse (5A) 1
114 122.210003.01 Wire Jacket, Control Box 1
115 5.1330.018 Sheath, Wire, Ø16×250mm 1
116 152.210003.02 Plug, Control Box 1
117 9.1500.002 Sleeve, Connector 1
118 27.136000.00 Pressure-reducing Valve 1
119 122.200018.00 Supporter 1
120 2.06.023 Clip Ø20 2
121 152.070012.05 Pipe (40 mm) 1
122 2.06.032 Clip (Ø17) 2
123 122.074000.02 Cut-off Valve 1
124 122.070012.05 Pipe (380 mm) 1
125 152.070031.00 Jacket, LPG Hose 1
126 26.130021.06 LPG Hose With Regulator, 3.3 ft.
(1 m),CSA 1
127 76533.21.10 Wire Assembly 1
128 76533.21 Control Panel Assembly 1

23
ENGLISH 76533
SPECIFICATIONS
Engine Parts Diagram
1
2345678910
1213
2526 27 2930 32 35 37
38 12 40 41
42
43 44
46
47
2122
2324
3134 36 39
53
52
102
51
50
4955
56
57
58
54
6062
61
63
65
66
67
68
69
7071
72
74
25
93
94
95
92
91
90
97
78
79
80
82
83
84
85
86
87
88
76
0
59
12
77
77
96
33
81
11
73
10654
45 103,104 98
107
15
20
48 14
101
51
100
64
16
99
89
19
11
18
17
19
28
109
108
105
75
26

24
76533 ENGLISH
#Part Number Description Qty
11.5789.0608 Flange Bolt M6×8 3
222.061100.00.2 Recoil Starter Cover, Black 1
321.061005.00 Recoil Starter Spring 1
42.10.003 Rope (Ø5×1550) 1
521.061001.01 Recoil Starter Reel 1
645.060003.00 Spring, Ratchet 2
745.060002.00 Starter Ratchet (Iron) 2
845.060009.00 Spring, Ratchet Guide 1
945.060007.00 Ratchet Guide 1
10 45.060008.00 Screw, Ratchet Guide 1
11 24.040004.00 Guide Plate, Push Rod 1
12 1.5789.0612 Flange Bolt M6×12 8
13 27.080100.04.48 Fan Cover, Yellow 1
14 24.091100.21 Base, Air Cleaner 1
15 21.061300.00 Recoil Handle 1
16 24.130004.20 Gasket, Air Cleaner 1
17 22.061000.00 Recoil Assembly 1
18 27.091000.02 Air Cleaner Assembly 1
19 27.131000.05 Carburetor 1
20 2.03.016 Washer, Drain Bolt
(Ø10ר16×1.5) 1
21 2.02.006 Nut M14×1.5 1
22 83.060001.01 Pulley, Starter 1
23 27.080001.00 Cooling Fan 1
24 24.120100.10 Flywheel 1
25 2.11.001 Oil Seal (Ø25ר41.3×6) 2
26 2.03.020.1 Washer (Ø6.2ר15×0.5),
Black 2
27 21.110100.00 Gear, Governor 1
28 23.130100.20 Choke Lever 1
29 21.110013.00 Shaft, Governor Gear 1
30 21.110011.00 Clip, Governor Gear 1
31 22.130003.00 Gasket, Carburetor 1
32 21.110012.01 Bushing, Governor Gear (Iron) 1
33 24.130002.00 Gasket, Insulator 1
34 27.130001.00 Insulator, Carburetor 1
35 27.080600.00 Air Guide, Right Side 1
36 2.01.003 Stud Bolt M6×90 2
37 27.030100.01 Crankcase 1
38 21.127000.02 Oil Level Sensor 1
39 26.010100.01 Cylinder Head 1
40 27.050200.00 Connecting Rod 1
41 27.050100.00 Crankshaft 1
42 1.276.6205 Bearing 6205 2
43 24.030008.00 Gasket, Crankcase Cover 1
44 46.031000.00.48 Oil Dipstick Assembly, Yellow 1
45 27.125100.00 Starter Motor Assembly 1
46 27.030007.00 Cover, Crankcase 1
47 1.5789.0832.0.8 Flange Bolt M8×32 5
48 23.091002.21 Seal, Air Cleaner 1
49 23.110006.00 Rod, Governor 1
50 27.110003.00 Governor Arm 1
51 1. 617 7. 0 6 Flange Nut M6 3
52 21.110001.00 Shaft, Governor Arm 1
53 22.123000.02 Ignition Coil (Shield EPA) 1
54 1.5789.0625 Flange Bolt M6×25 3
55 23.110005.01 Spring, Throttle Return 1
#Part Number Description Qty
56 23.110007.00 Spring, Governor 1
57 2.08.040 Bolt, Governor Arm (M6×21) 1
58 21.110008.00 Pin, Shaft 1
59 27.1110 00.20 Control Assembly 1
60 25.040013.00 Lifter, Valve 2
61 2.04.001 Dowel Pin (Ø9×14) 2
62 27.041000.00 Camshaft 1
63 2.14.012 Woodruff Key (4×7.5×19) 1
64 2.08.037 Bolt, Drain (M10×1.25×25) 1
65 27.050005.00 Piston 1
66 23.050003.00 Pin, Piston 1
67 2.09.001 Circlip (Ø18ר1) 2
68 27.050303.00 Ring, Oil 1
69 27.050302.00 Ring, Second Piston 1
70 27.050301.00 Ring, First Piston 1
71 27.030009.01 Gasket, Cylinder Head 1
72 2.04.003 Dowel Pin (Ø10×14) 2
73 23.040002.02 Valve, Intake 1
74 27.040006.00 Valve, Exhaust 1
75 27.080200.00 Air Shroud, Cylinder 1
76 2.15.002(F6RTC) Spark Plug (F6RTC) 1
77 1.5789.0865 Flange Bolt M8×65 3
78 23.040017.00 Oil Seal, Valve 2
79 21.040003.00 Spring, Valve 2
80 21.040007.00 Retainer, Exhaust Valve Spring 1
81 21.040001.00 Retainer, Intake Valve Spring 1
82 21.040008.00 Rotator, Exhaust Valve 1
83 24.040202.00 Shaft, Rocker Arm 1
84 22.040009.00 Rocker Arm, Intake Valve 2
85 22.040012.00 Screw, Valve Adjustment 2
86 21.040021.00 Nut, Lock (M6×0.5) 2
87 1.97.1.06 Washer Ø6 2
88 1.6177.1.06 Flange Lock Nut M6 2
89 27.131017. 0 0 Standard Main Jet 1
27.131017. 0 0. 01 Altitude Main Jet /
90 24.040201.00 Retainer, Rocker Arm 1
91 23.040010.00 Bolt, Rocker Arm 2
92 27.040005.00 Push Rod 2
93 21.020002.01 Gasket, Cylinder Head Cover 1
94 24.021000.00 Cylinder Head Cover (CPE) 1
95 23.020001.02 Breather Tube 1
96 1.5789.0615 Flange Bolt M6×15 4
97 2.01.010 Stud Bolt M8×35 2
98 23.125200.01 Relay, Starter (Remote Control) 1
99 27.091200.01 Cover, Air Cleaner 1
100 23.091003.21 Element, Air Cleaner 1
101 23.091001.21 Separator, Air Cleaner 1
102 2.03.021.1 Washer (Ø6.4ר13×1), Black 1
103 1.93.05 Lock Washer Ø5 2
104 1.16674.0516 Flange Bolt M5×16 2
105 1.5789.0840.0.8 Flange Bolt M8×40 1
106 1.5789.0629 Flange Bolt M6×29 1
107 2.04.005 Dowel Pin (Ø8×10) 2
108 27.030013.00 Seal Strip, Crankcase Cover 1
109 27.030013.01 Seal Strip, Crankcase Cover 1
110 1.16674.1065 Flange Bolt M10×65 1

25
ENGLISH 76533
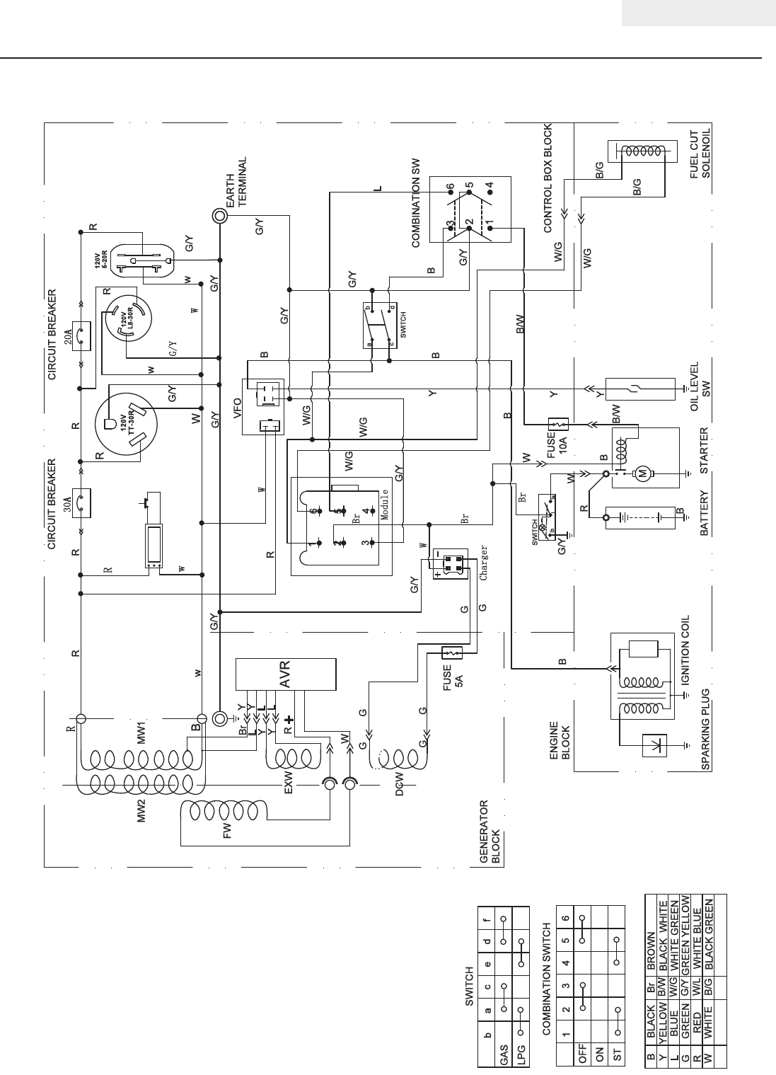
Wiring Diagram
SPECIFICATIONS
L
W
G
B
Y
R
YELLOW
BLACK
BLUE
GREEN
RED
WHITE
Br
WHITE BLUE
GREEN YELLOW
WHITE GREEN
BROWN
BLACK WHITE
B/W
W/L
G/Y
W/G
B
Y
B/G
ENGINE
BLOCK
GENERATOR
BLOCK
SPARKING PLUG
IGNITION COIL
OIL LEVEL
SW
CONTROL BOX BLOCK
COMBINATION SW
M
W
B
BATTERY STARTER
R
B
34
2
16
5
OFF
ON
ST
COMBINATION SWITCH
6
5
4
3
2
1
B/W
B/W
FUSE
10A
Y
VFO
SWITCH
DCW
FUEL CUT
SOLENOIL
B/G
B/G
W/G
W/G
G
G/Y
G/Y
34
5
2
16
ab
cd
G/Y
+−
Charger
Br
G/Y
SWITCH
lb lla
G/Y
EARTH
TERMINAL
G/Y
Module L
B
W
B
G
G
G
G/Y
Br
W/G
W/G
B
B
G/Y
G/Y
Y
W/G
W
FUSE
5A
R
CIRCUIT BREAKER
EXW
FW
MW1
L
+
Y
Y
AVR
Br
30A
R
w
G/Y
G/Y
Y
Y
L
L
R
W
w
120V
20A
CIRCUIT BREAKER
L5-30R
RR
R
R
R
w
B
MW2
w
W
INTELLIGAUGE
120V
5-20R
G/Y
RW
GAS
LPG
SWITCH
ce
a
bf
d
Br
BLACK GREEN
G
G
G/Y
W
120V
TT-30R
R

26
76533 ENGLISH
TROUBLESHOOTING
For further technical support:
Technical Service
Mon – Fri 8:30 AM – 5:00 PM (PST/PDT)
Toll Free: 1-877-338-0999
tech@championpowerequipment.com
Problem Cause Solution
Generator will not start No fuel Add fuel
Faulty spark plug Replace spark plug
Unit loaded during start up Remove load from unit
Generator will not start;
Generator starts but runs roughly
Low oil level Fill crankcase to the proper level
Place generator on a flat, level surface
Choke in the wrong position Adjust choke
Spark plug wire loose Attach wire to spark plug
Generator will not start electrically Generator battery is dead Recharge generator battery
Battery switch is in the “OFF” position Turn battery switch to “ON” position
Generator shuts down during operation Out of fuel Fill the gasoline tank or fill LPG cylinder
Low oil level Fill crankcase to the proper level. Place
generator on a flat, level surface
Generator cannot supply enough power or
overheating
Generator is overloaded Review load and adjust. See “Power
Management”
Insufficient ventilation Check for air restriction. Move to a well
ventilated area
No AC output Cable not properly connected Check all connections
Connected device is defective Replace defective device
Circuit breaker is open Reset circuit breaker
Faulty brush assembly Replace brush assembly (Service Center)
Faulty AVR (auto voltage regulator) Replace AVR (Service Center)
Loose wiring Inspect and tighten wiring connections
Other Contact the help line
Repeated circuit breaker tripping Overload Review load and adjust. See “Power
Management”
Faulty cords or device Check for damaged, bare or frayed wires.
Replace defective device

27
ENGLISH 76533
WARRANTY
WARRANTY
CHAMPION POWER EQUIPMENT
2 YEAR LIMITED WARRANTY
Warranty Qualifications
Champion Power Equipment (CPE) will register this
warranty upon receipt of your Warranty Registration Card
and a copy of your sales receipt from one of CPE’s retail
locations as proof of purchase.
Please submit your warranty registration and your proof
of purchase within ten (10) days of the date of purchase.
Repair/Replacement Warranty
CPE warrants to the original purchaser that the
mechanical and electrical components will be free of
defects in material and workmanship for a period of
one year (parts and labor) and two years (parts) from
the original date of purchase (90 days (parts and
labor) and 180 days (parts) for commercial & industrial
use). Transportation charges on product submitted
for repair or replacement under this warranty are the
sole responsibility of the purchaser. This warranty only
applies to the original purchaser and is not transferable.
Do Not Return The Unit To The Place Of Purchase
Contact CPE’s Technical Service and CPE will
troubleshoot any issue via phone or e-mail. If the
problem is not corrected by this method, CPE will, at its
option, authorize evaluation, repair or replacement of the
defective part or component at a CPE Service Center.
CPE will provide you with a case number for warranty
service. Please keep it for future reference. Repairs
or replacements without prior authorization, or at an
unauthorized repair facility, will not be covered by this
warranty.
Warranty Exclusions
This warranty does not cover the following repairs and
equipment:
Normal Wear
Generators need periodic parts and service to perform well.
This warranty does not cover repair when normal use has
exhausted the life of a part or the equipment as a whole.
Installation, Use and Maintenance
This warranty will not apply to parts and/or labor if this
generator is deemed to have been misused, neglected,
involved in an accident, abused, loaded beyond the
generator’s limits, modified, installed improperly or
connected incorrectly to any electrical component.
Installation, Use and Maintenance Cont’d.
Normal maintenance such as spark plugs, air filters,
adjustments, fuel system cleaning and obstruction due
to buildup is not covered by this warranty.
Other Exclusions
This warranty excludes:
– Cosmetic defects such as paint, decals, etc.
– Wear items such as filter elements, o-rings, etc.
– Accessory parts such as starting batteries, and
storage covers.
– Failures due to acts of God and other force majeure
events beyond the manufacturer’s control.
– Problems caused by parts that are not original
Champion Power Equipment parts.
This warranty does not apply to generators used for
prime power in place of a utility.
Limits of Implied Warranty and Consequential Damage
Champion Power Equipment disclaims any obligation to
cover any loss of time, use of this product, freight, or
any incidental or consequential claim by anyone from
using this generator. THIS WARRANTY IS IN LIEU OF
ALL OTHER WARRANTIES, EXPRESS OR IMPLIED,
INCLUDING WARRANTIES OF MERCHANTABILITY OR
FITNESS FOR A PARTICULAR PURPOSE.
A unit provided as an exchange will be subject to the
warranty of the original unit. The length of the warranty
governing the exchanged unit will remain calculated by
reference to the purchase date of the original unit.
This warranty gives you certain legal rights which may
change from state to state. Your state may also have
other rights you may be entitled to that are not listed
within this warranty.
Contact Information
Address
Champion Power Equipment, Inc.
Customer Service
12039 Smith Ave.
Santa Fe Springs, CA 90670
www.championpowerequipment.com
Customer Service
Mon – Fri 8:30 AM – 5:00 PM (PST/PDT)
Toll Free: 1-877-338-0999
info@championpowerequipment.com
Fax no.: 1-562-236-9429
Technical Service
Mon – Fri 8:30 AM – 5:00 PM (PST/PDT)
Toll Free: 1-877-338-0999
tech@championpowerequipment.com
24/7 Tech Support: 1-562-204-1188
Champion Power Equipment, Inc. (CPE),
The United States Environment Protection Agency (U.S. EPA.) and the California Air Resources Board (CARB)
Emission Control System Warranty
Your Champion Power Equipment (CPE) engine complies with both the U.S. EPA and state of California Air
Resources Board (CARB) emission regulations.
YOUR WARRANTY RIGHTS AND OBLIGATIONS:
The US EPA, California Air Resources Board, and CPE are pleased to explain the Federal and California Emission
Control Systems Warranty on your 2014 small off-road engine and engine powered equipment. In California, new,
small off-road engines and new equipment that use small off-engines must be designed, built and equipped to meet
the State’s stringent anti smog standards. In the other states, new engines and equipment must be designed, built
and equipped, at the time of sale, to meet U.S. EPA regulations for small non-road engines. CPE warrants the
emission control system on your small off-road engine and equipment for the period of time listed below, provided
there has been no abuse, neglect, unapproved modification, or improper maintenance of your equipment.
Your emission control system may include parts such as the carburetor, fuel-injection system, the ignition system,
catalytic converter and fuel lines. Also included may be hoses, belts, connectors and other emission related
assemblies. Where a warrantable condition exits, CPE will repair your small off-road engine at no cost to you
including diagnosis, parts and labor. For engines less than or equal to 80cc, only the fuel tank and fuel line is
subject to the evaporative emission control warranty requirements of this section.
MANUFACTURER’S EMISSION CONTROL SYSTEM WARRANTY COVERAGE:
This emission control system is warranted for two years, subject to provisions set forth below. If, during the
warranty period, emission related part on your engine is defective in materials or workmanship, the part will be
repaired or replaced by CPE.
OWNER WARRANTY RESPONSIBILITIES:
As the small off-road engine owner, you are responsible for the performance of the required maintenance listed in
your Owner’s Manual. CPE recommends that you retain all your receipts covering maintenance on your small off-
road engine, but CPE cannot deny warranty solely for the lack of receipts or for your failure to ensure the
performance of all scheduled maintenance.
As the small off-road engine owner, you should however be aware that CPE may deny you warranty coverage if
your small, off-road engine or a part has failed due to abuse, neglect, improper maintenance or unapproved
modifications.
You are responsible for presenting your small off-road engine to an Authorized CPE service outlet or alternate
service outlet as described in (3)(f.) below, CPE dealer or CPE, Santa Fe Springs, Ca. as soon as a problem exists.
The warranty repairs should be completed in a reasonable amount of time, not to exceed 30 days.
If you have any questions regarding your warranty rights and responsibilities, you should contact:
Champion Power Equipment, Inc.
Customer Service
12039 Smith Ave.
Santa Fe Springs, CA 90670
1-877-338-0999
tech@championpowerequipment.com
EMISSION CONTROL SYSTEM WARRANTY
The following are specific provisions relative to your Emission Control System (ECS) Warranty Coverage.
1. APPLICABILITY: This warranty shall apply to 1995 and later model year California small off-road engines (for
other states, 1997 and later model year engines). The ECS Warranty Period shall begin on the date the new engine
or equipment is delivered to its original, end-use purchaser, and shall continue for 24 consecutive months
thereafter.
2. GENERAL EMISSIONS WARRANTY COVERAGE
CPE warrants to the original, end-use purchaser of the new engine or equipment and to each subsequent
purchaser that each of its small off-road engines is:
a. Designed, built and equipped so as to conform to U.S. EPA emissions standards for spark-ignited
engines at or below 19 kilowatts and all applicable regulations adopted by the California Air Resources Board
and
b. Free from defects in materials and workmanship that cause the failure of a warranted part to be identical
in all material respects to the part as described in the engine manufacturer’s application for certification for a period
of two years.
3. THE WARRANTY ON EMISSION-RELATED PARTS WILL BE INTERPRETED AS FOLLOWS:
a. Any warranted part that is not scheduled for replacement as required maintenance in the Owners
Manual shall be warranted for the ECS Warranty Period. If any such part fails during the ECS Warranty Period, it
shall be repaired or replaced by CPE according to Subsection “d” below. Any such part repaired or replaced under
the ECS Warranty shall be warranted for any remainder of the ECS Warranty Period.
b. Any warranted, emissions-related part which is scheduled only for regular inspection as specified in the
Owners Manual shall be warranted for the ECS Warranty Period. A statement in such written instructions to the
effect of “repair or replace as necessary”, shall not reduce the ECS Warranty Period. Any such part repaired or
replaced under the ECS Warranty shall be warranted for the remainder of the ECS Warranty Period.
c. Any warranted, emissions-related part which is scheduled for replacement as required maintenance in
the Owner’s Manual shall be warranted for the period of time prior to the first scheduled replacement point for that
part. If the part fails prior to the first scheduled replacement, the part shall be repaired or replaced by CPE
according to Subsection “d” below. Any such emissions-related part repaired or replaced under the ECS Warranty,
shall be warranted for the remainder of the ECS Warranty Period prior to the first scheduled replacement point for
such emissions-related part.
d. Repair or replacement of any warranted, emissions-related part under this ECS Warranty shall be
performed at no charge to the owner at a CPE Authorized Service Outlet.
e. The owner shall not be charged for diagnostic labor which leads to the determination that a part covered
by the ECS Warranty is in fact defective, provided that such diagnostic work is performed at a CPE Authorized
Service Outlet.
f. CPE shall pay for covered emissions warranty repairs at non-authorized service outlets under the
following circumstances:
i. The service is required in a population center with a population over 100,000 according to U.S.
Census 2000 without a CPE Authorized Service Outlet AND
ii. The service is required more than 100 miles from a CPE Authorized Service Outlet. The 100 mile
limitation does not apply in the following states: Alaska, Arizona, Colorado, Hawaii, Idaho, Montana, Nebraska,
Nevada, New Mexico, Oregon, Texas, Utah and Wyoming.
g. CPE shall be liable for damages to other original engine components or approved modifications
proximately caused by a failure under warranty of an emission-related part covered by the ECS Warranty.
h. Throughout the ECS Warranty Period, CPE shall maintain a supply of warranted emission-related parts
sufficient to meet the expected demand for such emission-related parts.
i. Any CPE Authorized and approved emission-related replacement part may be used in the performance of
any ECS Warranty maintenance or repair and will be provided without charge to the owner. Such use shall not
reduce CPE’s warranty obligation.
j. Unapproved add-on or modified parts may not be used to modify or repair a CPE engine. Such use voids
this ECS Warranty and shall be sufficient grounds for disallowing an ECS Warranty claim. CPE shall not be liable
hereunder for failures of any warranted parts of a CPE engine caused by the use of such an unapproved add-on or
modified part.

EMISSION-RELATED PARTS INCLUDE THE FOLLOWING: (using those portions of the list applicable to the
engine)
Systems covered by this
warranty
Parts Description
Fuel Metering System
Fuel regulator, Carburetor and internal parts
Air Induction System
Air cleaner, Intake manifold
Ignition System
Spark plug and parts, Magneto ignition system
Exhaust System
Exhaust manifold, catalytic converter
Miscellaneous Parts
Tubing, Fittings, Seals, Gaskets, and Clamps associated with these listed
systems.
Evaporative Emissions
Fuel Tank, Fuel Cap, Fuel Line, Fuel Line Fittings, Clamps, Pressure
Relief Valves, Control Valves, Control Solenoids, Electronic Controls,
Vacuum Control Diaphragms, Control Cables, Control Linkages, Purge
Valves, Vapor Hoses, Liquid/Vapor Separator, Carbon Canister, Canister
Mounting Brackets, Carburetor Purge Port Connector
TO OBTAIN WARRANTY SERVICE:
You must take your CPE engine or the product on which it is installed, along with your warranty registration card or
other proof of original purchase date, at your expense, to any Champion Power Equipment dealer who is
authorized by Champion Power Equipment, Inc. to sell and service that CPE product during his normal business
hours. Alternate service locations defined in Section (3)(f.) above must be approved by CPE prior to service. Claims
for repair or adjustment found to be caused solely by defects in material or workmanship will not be denied because
the engine was not properly maintained and used.
If you have any questions regarding your warranty rights and responsibilities, or to obtain warranty
service, please write or call Customer Service at Champion Power Equipment, Inc.
Champion Power Equipment, Inc.
12039 Smith Ave.
Santa Fe Springs, CA 90670
1-877-338-0999
Attn.: Customer Service
tech@championpowerequipment.com