Chicago Electric 91814 Users Manual
Chicago Electric Welder 95136 91814
91814 to the manual 75a5f760-4293-47c5-821e-dbf366cd4e20
2015-02-10
: Chicago-Electric Chicago-Electric-91814-Users-Manual-357164 chicago-electric-91814-users-manual-357164 chicago-electric pdf
Open the PDF directly: View PDF
.
Page Count: 22

PLASMA AIR CUTTER
220 VOLT - 36 AMP
INVERTER TECHNOLOGY
ASSEMBLY AND OPERATING INSTRUCTIONS
3491 MISSION OAKS BLVD., CAMARILLO, CA 93011
VISIT OUR WEB SITE AT HTTP://WWW.HARBORFREIGHT.COM
Copyright© 2004 by Harbor Freight Tools®. All rights reserved. No portion of
this manual or any artwork contained herein may be reproduced in any shape
or form without the express written consent of Harbor Freight Tools.
For technical questions and replacement parts, please call 1-800-444-
91814
MANUAL REVISED 02/05; 06/06
For technical questions, please call 1-800-444-3353;
Troubleshooting section at end of manual.
SKU 91814 PAGE 2
Contents
SPECIFICATIONS ............................................................................3
GENERAL SAFETY RULES ............................................................3
SPECIFIC SAFETY RULES .............................................................6
UNPACKING ...................................................................................10
ASSEMBLY INSTRUCTIONS .........................................................10
CONTROLS AND INDICATORS .....................................................11
OPERATING INSTRUCTIONS ........................................................11
SETUP .....................................................................................................11
CUTTING TECHNIQUE ...........................................................................12
INSPECTION, MAINTENANCE, AND CLEANING .........................14
CIRCUIT DIAGRAM ........................................................................15
PARTS LIST ....................................................................................16
TORCH DIAGRAM ..........................................................................16
ASSEMBLY DIAGRAM ...................................................................17
TROUBLESHOOTING ....................................................................18
REV 07/05

For technical questions, please call 1-800-444-3353;
Troubleshooting section at end of manual.
SKU 91814 PAGE 3
SPECIFICATIONS
Cutting Depth 3/8 inch on steel
Cutting Current 5 to 36 Amps listed
Rated Load Voltage 100 VDC
No-load Voltage 200 VDC (maximum)
Power Consumption 220 VAC, 15 Amps, 50/60 Hz, single phase
Line Cord 6’ - 9” long (without 220 VAC twist plug); 14 AWG x 3-C
Arc Torch Cable 16’ - 3” long
Ground Cable 9’ long, 1 AWG x 6 mm2
Air Requirement 60-65 PSI, dry compressed air; 3.5 CFM @ 65 PSI
Arc Striking System Pilot arc feature with two second delay
Power Switch Rocker type, lighted
Overall Dimensions 16-3/4” (L) x 14-3/4” (H) x 8-1/8” (W)
Weight 26.5 lb.
Accessories Inlet air regulator (1/4” - 18 NPT), Shoulder strap, Electrode, Tip, Ceramic Ring
Rated Duty Cycle 40% at 36 amps, 60% at 28 amps
DUTY CYCLE is a welding or cutting, equipment specification, which defines the number of
minutes, within a 10-minute period, that a given piece of equipment can safely weld or cut
at its rated load without overheating.
For example, if a welder or cutting type piece of equipment is rated at a 40% duty cycle at
36 amps, that particular piece of equipment must be “rested” for at least 6 minutes after 4
minutes of continuous welding or cutting.
Failure to carefully observe duty cycle limitations can easily over stress the power generation systems
of a piece of equipment contributing to the premature failure of that piece of equipment and the
voiding of the warranty.
SAVE THIS MANUAL
You will need the manual for the safety warnings and precautions, assembly instructions,
operating and maintenance procedures, parts list and diagram. Keep your invoice with this
manual. Write the invoice number on the inside of the front cover. Keep the manual and in-
voice in a safe and dry place for future reference.
GENERAL SAFETY RULES
WARNING!
READ AND UNDERSTAND ALL INSTRUCTIONS. Failure to follow all instructions
listed below may result in electric shock, fire, and/or serious injury.
SAVE THESE INSTRUCTIONS
WORK AREA
1. Keep your work area clean and well lit. Cluttered benches and dark areas invite
accidents.
2. Do not operate power tools in explosive atmospheres, such as in the presence

For technical questions, please call 1-800-444-3353;
Troubleshooting section at end of manual.
SKU 91814 PAGE 4
of flammable liquids, gases, or dust. Power tools create sparks which may ignite the
dust or fumes.
3. Keep bystanders, children, and visitors away while operating a power tool.
Distractions can cause you to lose control. Protect others in the work area from debris
such as chips and sparks. Provide barriers or shields as needed.
ELECTRICAL SAFETY
4. Avoid body contact with grounded surfaces such as pipes, radiators, ranges, and
refrigerators. There is an increased risk of electric shock if your body is grounded.
5. Do not expose power tools to rain or wet conditions. Water entering a power tool
will increase the risk of electric shock.
6. Grounded tools must be plugged into an outlet properly installed and grounded in
accordance with all codes and ordinances. Never remove the grounding prong or
modify the plug in any way. Do not use any adapter plugs. Check with a qualified
electrician if you are in doubt as to whether the outlet is properly grounded. If the
tools should electrically malfunction or break down, grounding provides a low resistance
path to carry electricity away from the user.
7. Double insulated tools are equipped with a polarized plug (one blade is wider than
the other). This plug will fit in a polarized outlet only one way. If the plug does
not fit fully in the outlet, reverse the plug. If it still does not fit, contact a qualified
electrician to install a polarized outlet. Do not change the plug in any way. Double
insulation eliminates the need for the three wire grounded power cord and grounded
power supply system.
8. Do not abuse the Power Cord. Never use the Power Cord to carry the tools or pull
the Plug from an outlet. Keep the Power Cord away from heat, oil, sharp edges, or
moving parts. Replace damaged Power Cords immediately. Damaged Power Cords
increase the risk of electric shock.
9. When operating a power tool outside, use an outdoor extension cord marked “W-A”
or “W”. These extension cords are rated for outdoor use, and reduce the risk of electric
shock.
PERSONAL SAFETY
10. Stay alert. Watch what you are doing, and use common sense when operating a
power tool. Do not use a power tool while tired or under the influence of drugs,
alcohol, or medication. A moment of inattention while operating power tools may result
in serious personal injury.
11. Dress properly. Do not wear loose clothing or jewelry. Contain long hair. Keep
your hair, clothing, and gloves away from arc. Loose clothes, jewelry, or long hair
can catch fire.
12. Avoid accidental starting. Be sure the Power Switch is off before plugging in.
Carrying power tools with your finger on the Power Switch, or plugging in power tools
with the Power Switch on, invites accidents.

For technical questions, please call 1-800-444-3353;
Troubleshooting section at end of manual.
SKU 91814 PAGE 5
13. Remove adjusting keys or wrenches before turning the power tool on. A wrench
or a key that is left attached to a rotating part of the power tool may result in personal
injury.
14. Do not overreach. Keep proper footing and balance at all times. Proper footing and
balance enables better control of the power tool in unexpected situations.
15. Use safety equipment. Always wear eye protection. Dust mask, nonskid safety shoes,
hard hat, or hearing protection must be used for appropriate conditions.
TOOL USE AND CARE
16. Use clamps (not included) or other practical ways to secure and support the
workpiece to a stable platform. Holding the work by hand or against your body is
unstable and may lead to loss of control.
17. Do not force the tool. Use the correct tool for your application. The correct tool will
do the job better and safer at the rate for which it is designed.
18. Do not use the power tool if the Power Switch does not turn it on or off. Any tool
that cannot be controlled with the Power Switch is dangerous and must be replaced.
19. Disconnect the Power Cord Plug from the power source before making any
adjustments, changing accessories, or storing the tool. Such preventive safety
measures reduce the risk of starting the tool accidentally.
20. Store idle tools out of reach of children and other untrained persons. Tools are
dangerous in the hands of untrained users.
21. Maintain tools with care. Keep tools in good repair. Properly maintained tools will
get the job done better. Do not use a damaged tool. Tag damaged tools “Do not use”
until repaired.
22. Check for breakage of parts, and any other condition that may affect the tool’s
operation. If damaged, have the tool serviced before using. Many accidents are
caused by poorly maintained tools.
23. Use only accessories that are recommended by the manufacturer for your model.
Accessories that may be suitable for one tool may become hazardous when used on
another tool.
SERVICE
24. Tool service must be performed only by qualified repair personnel. Service or
maintenance performed by unqualified personnel could result in a risk of injury.
25. When servicing a tool, use only identical replacement parts. Follow instructions
in the “Inspection, Maintenance, And Cleaning” section of this manual. Use of
unauthorized parts or failure to follow maintenance instructions may create a risk of
electric shock or injury.

For technical questions, please call 1-800-444-3353;
Troubleshooting section at end of manual.
SKU 91814 PAGE 6
SPECIFIC SAFETY RULES
1. Maintain labels and nameplates on the Air Plasma Cutter. These carry important
information. If unreadable or missing, contact Harbor Freight Tools for a replacement.
2. Maintain a safe working environment. Keep the work area well lit. Make sure there
is adequate surrounding workspace. Always keep the work area free of obstructions,
grease, oil, trash, and other debris. Do not use a power tool in areas near flammable
chemicals, dusts, and vapors. Do not use this product in a damp or wet location.
3. Avoid unintentional starting. Make sure you are prepared to begin work before turning
on the Air Plasma Cutter.
4. Unplug before performing maintenance. Always unplug the Plasma Cutter from
its electrical outlet before performing and inspection, maintenance, or cleaning
procedures.
5. Never leave the Plasma Cutter unattended while energized. Turn power off if you
have to leave the Air Plasma Cutter.
6. Prevent eye injury and burns. Wearing and using ANSI-approved personal safety
clothing and safety devices reduce the risk for injury.
• Wear ANSI-approved safety impact eye goggles with a welding helmet featuring at
least a number 10 shade lens rating.
• Leather leggings, fire resistant shoes or boots should be worn when using this product.
Do not wear pants with cuffs, shirts with open pockets, or any clothing that can catch
and hold molten metal or sparks.
• Keep clothing free of grease, oil, solvents, or any flammable substances. Wear dry,
insulating gloves and protective clothing.
• Wear an approved head covering to protect the head and neck. Use aprons, cape,
sleeves, shoulder covers, and bibs designed and approved for welding and cutting
procedures.
• When cutting overhead or in confined spaces, wear flame resistant ear plugs or ear
muffs to keep sparks out of ears.
7. Prevent accidental fires. Remove any combustible material from the work area.
• When possible, move the work to a location well away from combustible materials. If
relocation is not possible, protect the combustibles with a cover made of fire resistant
material.
• Remove or make safe all combustible materials for a radius of 35 feet (10 meters)
around the work area. Use a fire resistant material to cover or block all open doorways,
windows, cracks, and other openings.
• Enclose the work area with portable fire resistant screens. Protect combustible walls,
ceilings, floors, etc., from sparks and heat with fire resistant covers.
• If working on a metal wall, ceiling, etc., prevent ignition of combustibles on the other
side by moving the combustibles to a safe location. If relocation of combustibles is

For technical questions, please call 1-800-444-3353;
Troubleshooting section at end of manual.
SKU 91814 PAGE 7
not possible, designate someone to serve as a fire watch, equipped with a fire extin-
guisher, during the cutting process and for at least one half hour after the cutting is
completed.
• Do not cut on materials having a combustible coating or combustible internal structure,
as in walls or ceilings, without an approved method for eliminating the hazard.
• Do not dispose of hot slag in containers holding combustible materials. Keep a fire
extinguisher nearby and know how to use it.
• After cutting, make a thorough examination for evidence of fire. Be aware that easily
visible smoke or flame may not be present for some time after the fire has started. Do
not weld or cut in atmospheres containing dangerously reactive or flammable gases,
vapors, liquids, and dust. Provide adequate ventilation in work areas to prevent ac-
cumulation of flammable gases, vapors, and dust. Do not apply heat to a container
that has held an unknown substance or a combustible material whose contents, when
heated, can produce flammable or explosive vapors. Clean and purge containers
before applying heat. Vent closed containers, including castings, before preheating,
welding, or cutting.
• Only use compressed air to operate the Plasma Cutter. Never use other compressed
gases.
8.
Inhalation Hazard
Welding Produces TOXIC FUMES and GASSES.
Exposure to welding gasses can increase the risk of developing
certain cancers, such as cancer of the larynx and lung cancer.
Also, some diseases that may be linked to exposure to welding gasses
or fumes are:
• Early onset of Parkinson’s Disease • Heart Disease
• Damage to the reproductive organs • Ulcers
• Inflammation of the small intestine or stomach • Kidney damage
• Respiratory diseases such as emphysema, bronchitis or pneumonia
Safety precautions, such as using natural or forced air ventilation and
wearing an ANSI-approved respirator, are ESSENTIAL to reduce the risk
of developing the above illnesses.
Avoid overexposure to fumes and gases. Always keep your head out of the fumes.
Do not breathe the fumes. Use enough ventilation or exhaust, or both, to keep fumes
and gases from your breathing zone and general area.
• Where ventilation is questionable, have a qualified technician take an air sampling to
determine the need for corrective measures. Use mechanical ventilation to improve
air quality. If engineering controls are not feasible, use an approved respirator.
• Work in a confined area only if it is well ventilated, or while wearing an air-supplied
respirator.

For technical questions, please call 1-800-444-3353;
Troubleshooting section at end of manual.
SKU 91814 PAGE 8
• Follow OSHA guidelines for Permissible Exposure Limits (PEL’s) for various fumes
and gases.
• Follow the American Conference of Governmental Industrial Hygienists recommenda-
tions for Threshold Limit Values (TLV’s) for fumes and gases.
• Have a recognized specialist in Industrial Hygiene or Environmental Services check
the operation and air quality and make recommendations for the specific welding or
cutting situation.
9. Always keep hoses away from cutting spot. Examine all hoses and cables for cuts,
burns, or worn areas before each use. If any damaged areas are found, replace the hoses
or cables immediately.
10. Read and understand all instructions and safety precautions as outlined in the
manufacturer’s manual for the material you will weld or cut.
11. Proper cylinder care. Secure cylinders to a cart, wall, or post, to prevent them from
falling. All cylinders should be used and stored in an upright position. Never drop or strike
a cylinder. Do not use cylinders that have been dented. Cylinder caps should be used
when moving or storing cylinders. Empty cylinders should be kept in specified areas and
clearly marked “empty.”
12. Never use oil or grease on any inlet connector, outlet connector, or cylinder
valves.
WARNING! This product, when used for welding and similar applications, contains
or produces a chemical known to the State of California to cause cancer and birth defects
(or other reproductive harm). (California Health & Safety Code § 25249.5, et seq.)
WARNING! People with pacemakers should consult their physician(s) before us-
ing this product. Electromagnetic fields in close proximity to a heart pacemaker could
cause interference to, or failure of the pacemaker.

For technical questions, please call 1-800-444-3353;
Troubleshooting section at end of manual.
SKU 91814 PAGE 9
GROUNDING
This Air Plasma Cutter requires a 3-prong, 220 VAC, polarized, twistlock plug (not sup-
plied). This plug must be installed by a qualified electrician.
WARNING!
Improperly connecting the grounding wire can result in the risk of electric
shock. Check with a qualified electrician if you are in doubt as to whether the
outlet is properly grounded. Do not modify the power cord provided with the
tool or product. Never remove the grounding prong from the plug. Do not use
the tool if the power cord or plug is damaged. If damaged, have it repaired by
a service facility before use. If the plug will not fit the outlet, have a proper
outlet installed by a qualified electrician.
EXTENSION CORDS
If an extension cord is to be used with this product, it must be rated to handle 220 VAC,
single phase at 20 amps (minimum), and have a twistlock plug.
1. Grounded, 220 VAC tools require a three wire extension cord.
2. As the distance from the supply outlet increases, you must use a heavier gauge extension
cord. Using extension cords with inadequately sized wire causes a serious drop in voltage,
resulting in loss of power and possible tool damage.
3. The smaller the gauge number of the wire, the greater the capacity of the cord. For
example, a 14 gauge cord can carry a higher current than a 16 gauge cord.
4. When using more than one extension cord to make up the total length, make sure each
cord contains at least the minimum wire size required.
5. If you are using one extension cord for more than one tool, add the nameplate amperes
and use the sum to determine the required minimum cord size.
6. If you are using an extension cord outdoors, make sure it is marked with the suffix “W-A”
(“W” in Canada) to indicate it is acceptable for outdoor use.
7. Make sure your extension cord is properly wired and in good electrical condition. Always
replace a damaged extension cord or have it repaired by a qualified electrician before
using it.
8. Protect your extension cords from sharp objects, excessive heat, and damp or wet
areas.

For technical questions, please call 1-800-444-3353;
Troubleshooting section at end of manual.
SKU 91814 PAGE 10
SYMBOLOGY
Table B
UNPACKING
When unpacking, check to make sure that all the parts are included. Refer to the Assembly
section, and the Assembly Diagrams and Parts List on pages 15 & 16.
If any parts are missing or broken, please call Harbor Freight Tools at the number on the cover
of this manual as soon as possible.
Air Plasma Cutter
Grounding Clamp/Cable (54)
220 VAC
Line Cord
Cutting Torch with Cable (53)
Carrying Strap
Air Inlet (8)

For technical questions, please call 1-800-444-3353;
Troubleshooting section at end of manual.
SKU 91814 PAGE 11
ASSEMBLY INSTRUCTIONS
1. Connect a 3-prong, 220 VAC, polarized, twistlock plug (not supplied) to the Line Cord.
This plug must be installed by a qualified electrician.
2. Attach the Pressure Gauge to the Air Regulator (58). Then install the Air Regulator to
the Air Inlet (8) on the rear of the Plasma Cutter, with the arrow pointing towards the
Plasma Cutter. See photo below.
CONTROLS AND INDICATORS
Power
Indicator (6)
Welding
Indicator (5)
Overheat
Indicator (4)
Cable Plug
Grounding Cable Clamp (-)
Quick Coupler (11)
Air Hose
Current
Adjustment
Knob (3)
Torch Cables
(53) (+)
Grounding Cable/Clamp (54)
REAR VIEW
Torch Handle
Trigger
Air Outlet (10)
Power
Switch (7)
Air Regulator (58)
Protective Boot

For technical questions, please call 1-800-444-3353;
Troubleshooting section at end of manual.
SKU 91814 PAGE 12
OPERATING INSTRUCTIONS
SETUP
Before beginning, please read and understand the section “Specific Safety Rules”
starting on page 6.
1. Mount the metal to be cut to a metal welding-cutting table (not supplied). It should be
mounted so that the cutting debris falls to the cement floor.
2. Place the Plasma Cutter no closer than six feet from the workpiece to be cut, in a clean
area that provides adequate fresh-air ventilation for the cutter.
3. Connect a hose and coupling (not supplied) from the air supply to the inlet (1/4”-18 NPT)
of the Air Regulator (58) on the rear of the unit. See photo above.
The air compressor output must be set to at least 90 PSI. The Regulator (58) on the
Plasma cutter must be set to 65 PSI. The air supply must be dry. It is recommended to
install a moisture filter (not included) on the compressor.
4. Connect the Torch Cables (53) cable plug and air outlet hose as shown above. Twist to
lock in place.
WARNING! Make certain that the connection point is completely covered
by the rubber boot (refer to illustration on page 11).
This connection may become electrically live during use, creating an electric
shock hazard if left exposed.
5. Plug in the Grounding Clamp/Cable (54) into the Ground Cable Quick Coupler (11). Twist
to lock in place.
6. Securely place the clamping end of the Grounding Cable Clamp (54) to a part of the
workpiece or metal table that is clean of paint, oil, dirt, or rust. Clamp as close as possible
to the workpiece without damaging the cable during cutting.
7. Scour the surface to be cut and the surface that the ground clamp is attached to with a
wire brush (not included). Clean all surfaces off thoroughly.
Important!
Any obstruction of any kind on the work surface or the area the ground clamp is
connected to may cause incomplete cutting or cause the arc to go out. This tool
requires a continuous electrical contact with the work surface to work properly.
8. Verify that the Power Switch (7) is in the Off (O) position, then plug the 220 VAC line cord
plug into a 220 VAC, 20 amp (minimum) dedicated outlet/circuit.
9. Turn the Current Adjustment Knob (3) to the desired current (5 to 36 amps).
Maximum current is required to cut 3/8 inch steel.

For technical questions, please call 1-800-444-3353;
Troubleshooting section at end of manual.
SKU 91814 PAGE 13
DURATION OF USE (DUTY CYCLE)
Avoid damage to the Cutter by not leaving it on for more than the prescribed
duration of use. The Duration of Use (or Duty Cycle) defines the number of minutes, within a
10 minute period, during which a given cutter can safely produce a particular welding current.
For example, this Cutter with a 40% duration of use at 36 amps must be allowed to rest for at
least 6 minutes after every 4 minutes of continuous cutting at 36 amps. Failure to carefully
observe duration of use limitations can easily over stress a cutter’s power generation system
contributing to premature cutter failure. This cutter has an internal thermal protection system
to assist with preventing this sort of over stress. When the unit overheats, it automatically shuts
down, then automatically returns to service when it cools down. When it returns to service,
follow a more conservative duration of use routine to help prevent excess wear to the cutter.
CUTTING
10. ONLY AFTER EVERYTHING IS IN PLACE FOR CUTTING, press the power switch to
the on position. The Red Power Indicator lights, but the torch is not energized yet. Every
time the Plasma cutter is turned on air will flow out of the torch for about two seconds.
11. Orient yourself to one side of the area to be cut and hold the arc-shielded face shield
over your eyes. Hold the tip away from all objects and people and squeeze the trigger
until you hear air coming out of the end of the torch. Release the trigger.
12. Squeeze (and hold) the torch handle trigger to energize the torch handle tip. The pilot
arc will start. The air output is delayed to allow a proper arc to begin.
Warning: The Torch handle is now energized. Be careful not to touch anything else with
the Torch handle (53) tip except the workpiece to be cut.
13. Bring the tip close enough to the starting point of the cut to create an arc. The Green
Cutter indicator lights.
Warning: Never look at the ignited arc without ANSI-approved, arc-shaded, eye protec-
tion in a full face shield. Permanent eye damage or blindness can occur. Skin burns
can occur. Never breathe arc fumes.
Warning: Never look at the ignited arc without ANSI-approved, arc-shaded, eye protec-
tion in a full face shield. Permanent eye damage or blindness can occur. Skin burns
can occur. Never breathe arc fumes.

For technical questions, please call 1-800-444-3353;
Troubleshooting section at end of manual.
SKU 91814 PAGE 14
PROPER CUTTING TECHNIQUE
14. To cut efficiently, the following steps must be carefully followed:
√ Lightly touch the Tip to the cutting surface.
√ CONTACT WITH THE WORK SURFACE MUST BE MAINTAINED OR THE UNIT
WILL SHUT OFF. If contact is lost with the cutting surface, the arc will stop within
two seconds. Squeeze the Trigger once and release before attempting to restart
the arc.
√ Slowly move the Torch handle at a slight angle along the cutting line with
the Torch tip trailing.
√ Cut 4 minutes*, then shut the welder off for at least 6 minutes* to allow it to
cool properly, or else the welder will overheat, possibly damaging itself.
*Times based on highest amp setting. For other amp settings, see Duration of Use, previous page.
√ If the unit stops and the Red Overheat Indicator (4) lights:
Turn the power switch to OFF.
Allow the unit to cool completely (at least 15 minutes).
Turn the cutter back ON and continue cutting.
To prevent this, reduce the welding time between rest periods and ensure
proper ventilation.
√ If proper cutting is not achieved, adjust the current and/or air flow. The air
causes the molten metal to fall away from the workpiece being cut. To adjust the
current or air flow, press the Power Switch (7) to the Off (O) position, then adjust
the current and/or air pressure. The air will continue to come out of the Torch handle
for 30 seconds once the trigger is released. Repeat steps 9 through 12 again.
15. When finished cutting:
A. Release the Torch handle trigger and lift the Torch handle from the workpiece,
B. Press the Power Switch to the Off (O) position,
C. Set the Torch handle down on the metal workbench,
D. Turn the air supply off,
E. Unplug the line cord plug from the electrical outlet.

For technical questions, please call 1-800-444-3353;
Troubleshooting section at end of manual.
SKU 91814 PAGE 15
INSPECTION, MAINTENANCE, AND CLEANING
WARNING! Make sure the Power Switch of the Plasma Cutter is in its “OFF” position
and that the tool is unplugged from the electrical outlet before performing any inspec-
tion, maintenance, or cleaning procedures.
1. Before each use, inspect the general condition of the Plasma Cutter. Check for loose
cable connections, misalignment or binding of the fan, cracked or broken parts, damaged
electrical wiring, and any other condition that may affect its safe operation. If abnormal
noise or vibration occurs, have the problem corrected before further use. Do not use
damaged equipment.
2. Periodically: (1) recheck all nuts, bolts, and screws for tightness, (2) blow the dust from
the cooling vents with compressed air, & (3) clean the torch as explained below.
4. Verify that the cooling fan is operational before cutting.
5. If an odd smell comes from the unit during operation, stop all use. Have the Plasma
Cutter inspected and repaired by a qualified service technician.
6. Store the welder and accessories in a clean and dry location.
TORCH INSPECTION AND ASSEMBLY
Inspect before use and after every hour of use. Inadequate torch maintenance, including
failing to replace a worn electrode or tip, will destroy the torch and void the warranty.
1. Remove the Retainer and clean with
steel wool. Then check for cracks and
replace the Retainer if necessary.
2. Remove the Tip (55) and compare the
old Tip against a new Tip. Replace Tip
if the hole is deformed or 50% oversized.
If the inside of the Tip is not clean and
bright, clean with steel wool. Be sure to
remove any leftover pieces of steel wool
from the Tip.
3. Check the Electrode’s (56) center for a pit that is more than 1/16” (2mm) deep. If so,
replace the Electrode.
4. Remove and check the Ceramic Ring (57) for cracks and plugged side holes. Replace it
if it is damaged. Note: The Ceramic Ring only goes on one way. The Ceramic Ring
must seat squarely on the end of the Electrode.
5. Carefully reassemble the parts in reverse order. Thread retainer on only far enough to
hide its metal band inside the torch handle. The tip should be slightly spring loaded at
this point and should be able to move slightly when pressed against the workpiece.
Note: Do not overtighten the Retainer or Electrode during reassembly. Be careful
not to cross-thread or strip the threads of parts during reassembly.
6. After reassembly, check for proper operation of the Torch.
REV 07/05
Retainer (59)
Tip (55)
Ceramic
Ring (57)
Electrode (56)
Torch and
Cable (53)

For technical questions, please call 1-800-444-3353;
Troubleshooting section at end of manual.
SKU 91814 PAGE 16
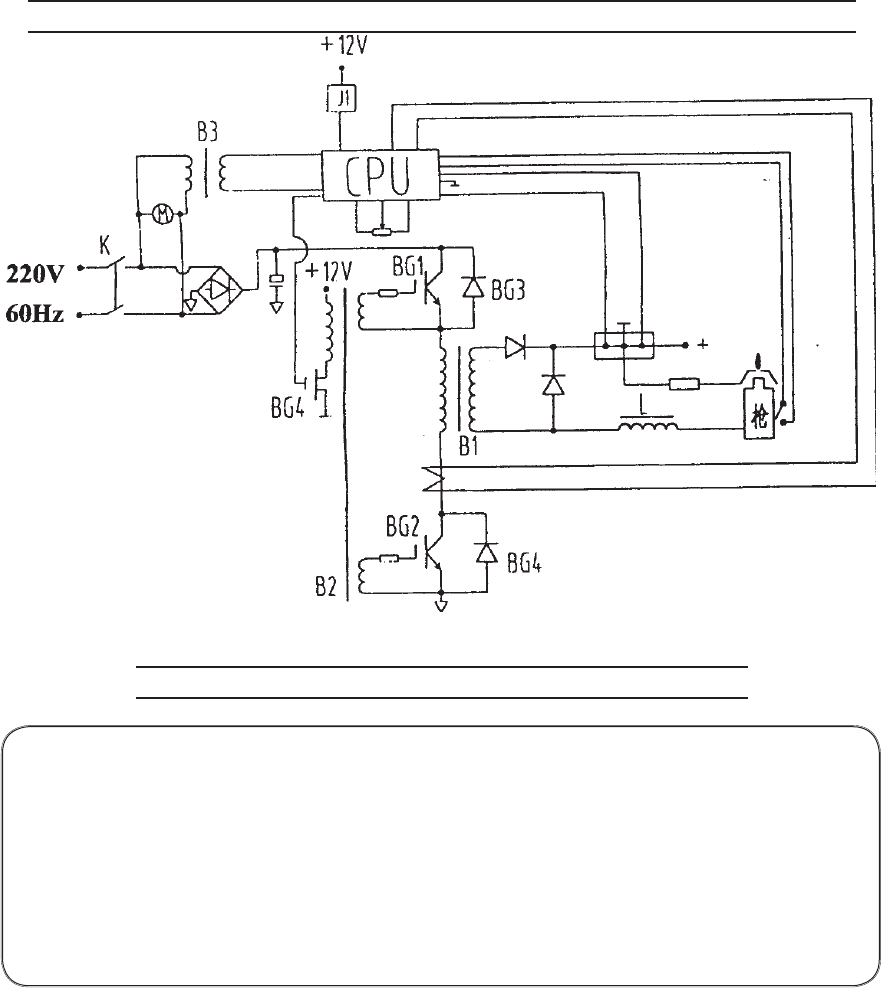
CIRCUIT DIAGRAM
PLEASE READ THE FOLLOWING CAREFULLY
THE MANUFACTURER AND/OR DISTRIBUTOR HAS PROVIDED THE PARTS DIAGRAM IN THIS
MANUAL AS A REFERENCE TOOL ONLY. NEITHER THE MANUFACTURER NOR DISTRIBUTOR
MAKES ANY REPRESENTATION OR WARRANTY OF ANY KIND TO THE BUYER THAT HE
OR SHE IS QUALIFIED TO MAKE ANY REPAIRS TO THE PRODUCT OR THAT HE OR SHE IS
QUALIFIED TO REPLACE ANY PARTS OF THE PRODUCT. IN FACT, THE MANUFACTURER
AND/OR DISTRIBUTOR EXPRESSLY STATES THAT ALL REPAIRS AND PARTS REPLACEMENTS
SHOULD BE UNDERTAKEN BY CERTIFIED AND LICENSED TECHNICIANS AND NOT BY THE
BUYER. THE BUYER ASSUMES ALL RISK AND LIABILITY ARISING OUT OF HIS OR HER
REPAIRS TO THE ORIGINAL PRODUCT OR REPLACEMENT PARTS THERETO, OR ARISING
OUT OF HIS OR HER INSTALLATION OF REPLACEMENT PARTS THERETO.
REV 07/05

For technical questions, please call 1-800-444-3353;
Troubleshooting section at end of manual.
SKU 91814 PAGE 17
NOTE: Some parts are listed and shown for illustration purposes only and are not available
individually as replacement parts.
PARTS LIST
59
Part Description Qty
1 Housing 1
2 End Cover, Plastic 2
3Current Adjusting Knob 1
4 Overheat Indicator 1
5Welding Indicator 1
6 Power Indicator 1
7Switch, Power 1
8 Air Inlet 1
9 Lock Nut 1
10 Air Outlet 1
11 Quick Coupler 1
12 Brass Bolt 1
13 Middle Layer 1
14 Air Valve 1
15 Fan 1
16 Nut, M4 4
23 Transformer, Main 1
24 Insulating Paper 1
25 Transformer Fix Board 1
26 Screw, Cross, M4x80 8
27 Screw, Cross, M5x100 2
29 Insulating Strip 4
30 Heat Sink 1
31 Diode 6
32 Circuit Board 1
33 Thermal Protector 1
34 Washer, Flat, 3 1
35 Screw, Cross, M3x9 1
36 IGBT 1
Part Description Qty
37 Screw, Cross, M4x14 5
38 Control Board 1
39 Screw, Self-tapping, M4x10 10
41 Housing Cover 1
42 Quick Coupler Sheath (+) 1
43 Washer, Zinc Coated, 14 1
44 Nut, M14 2
45 Washer, Flat, Brass, 8 2
46 Bolt, Hex, M8x16 1
47 Bolt, Hex, M5x12 4
48 Feet, Housing 4
49 Screw, Cross, M4x14 4
50 Washer, Flexible, 4 4
51 Screw, Self-tapping, M3x20 1
52 Screw, Self-tapping, M4x18 12
53* Torch and Cable 1
54 Grounding Clamp/Cable 1
55* Tip 1
56* Electrode 1
57* Ceramic Ring 1
58 Air Regulator w/gauge 1
59* Retainer 1
60 Switch Plug 1
61 Quick Coupler Sheath (–) 1
62 Flat Washer 1
63 Nut 1
64 Flexible Washer 4
65 Flat Washer 8
66 Nut 4
Part Description Qty
67 Quick Coupler Sheath (–) 1
68 Flat Washer 2
69 Nut 1
70 Brass Coupler 1
71 Flat Washer 1
72 Flat Washer 8
73 Resistor 1
74 Nut 1
75 Flat Washer 2
76 Cross Screw 1
77 Flat Washer 8
78 Cross Screw 4
79 Cross Screw 4
80 Capacitor 2
81 Reactor 1
82 Nut 8
83 Flat Washer 16
84 Flexible Washer 8
85 Capacitor Clip 1
86 Reactor Board 1
87 Cross Screw 1
88 Shoulder Harness 1
89 Hose Clamp 1
90 Air Hose 1
91 Rubber Boot 1
*Part of the Torch and shown in the Torch
Diagram below.
55 57 56 53
TORCH DIAGRAM
Parts referenced with * above are on this diagram.
REV 07/05; 06/06

For technical questions, please call 1-800-444-3353;
Troubleshooting section at end of manual.
SKU 91814 PAGE 18
NOT SHOWN
#54 Grounding Clamp/Cable
#58 Air Regulator w/gauge
ASSEMBLY DIAGRAM
REV 07/05; 06/06

If the steps above do not solve the problem or if the repairs involved are too
complex, contact a qualified technician.
IMPORTANT!
Be CERTAIN to shut off the Plasma Cutter, and disconnect it from power and air before
adjusting, cleaning, or repairing the unit. A technician should discharge all capacitors before
performing any internal procedures.
Page 19SKU 91814 For technical questions, please call 1-800-444-3353
TROUBLESHOOTING
The Air pressure may be too high or too
low. Check the Air Pressure setting on
the regulator’s gauge.
Adjust the Air Regulator
to deliver only 60-65 PSI
to the Cutter.
FAN RUNS WHEN SWITCHED ON BUT ARC WILL NOT IGNITE
AIR PRESSURE
TOO HIGH
AIR PRESSURE
TOO LOW
a. Verify that the compres-
sor is delivering at least
3.5 CFM @ 65 PSI to the
tool.
b. The Regulator on the
unit must be set to at
least 60 PSI.
Make sure that all air and
electrical connections are
tight.
Shut off switch, if not off already, and
tighten connections.
If connections do not tighten properly,
contact a qualified technician.
LOOSE
CONNECTIONS
Disconnect the Torch Cables.
Disassemble the torch assembly and in-
spect all internal components.
Replace any damaged or missing compo-
nents and reassemble carefully, following
the directions on page 13.
TIGHT
CONNECTIONS
AIR PRESSURE
CORRECT
REV 07/05

If the steps above do not solve the problem or if the repairs involved are too
complex, contact a qualified technician.
IMPORTANT!
Be CERTAIN to shut off the Plasma Cutter, and disconnect it from power and air before
adjusting, cleaning, or repairing the unit. A technician should discharge all capacitors before
performing any internal procedures.
Page 20SKU 91814 For technical questions, please call 1-800-444-3353
TROUBLESHOOTING (CONTINUED)
Check that the grounding
point and the metal being
cut are both clean, dry,
and free from all coatings
and paint. These sections
need to be able to conduct
electricity efficiently.
The Air pressure may be too high or too
low. Check the Air Pressure setting on
the regulator’s gauge.
Adjust the Air Regulator
to deliver only 60-65 PSI
to the Cutter.
ARC IGNITES FOR SEVERAL SECONDS BUT THEN GOES OUT
AIR
PRESSURE
AIR
PRESSURE
a. Verify that the compres-
sor is delivering at least
3.5 CFM @ 65 PSI to the
tool.
b. The Regulator on the
unit must be set to at
least 60 PSI.
Use a wire wheel brush or sander (not
included) to thoroughly clean both the
grounding point and the area that will be
cut. If any cleaners are used, allow them
to dry thoroughly before continuing.
DIRTY OR COATED
METAL
Make sure that all air and electrical con-
nections are tight.
METAL IS CLEAN IN
BOTH AREAS
Shut off switch, if not off
already, and tighten con-
nections.
If connections do not
tighten properly, contact
a qualified technician.
LOOSE
CONNECTIONS
Torch isn’t maintaining contact with the workpiece.
a. Make certain that you don’t lose workpiece contact
after an arc is struck.
b. Make sure that the Torch can function correctly.
Disconnect the Torch Cables.
Disassemble the torch assembly and inspect all inter-
nal components.
Replace any damaged or missing components and
reassemble carefully, following the steps on page
13.
DO NOT OVERTIGHTEN - see page 13, step 5.
c. Nozzle is moving too slowly across the metal and cut-
ting the material from underneath, breaking contact.
AIR
PRESSURE
TIGHT
CONNECTIONS
REV 07/05

If the steps above do not solve the problem or if the repairs involved are too
complex, contact a qualified technician.
IMPORTANT!
Be CERTAIN to shut off the Plasma Cutter, and disconnect it from power and air before
adjusting, cleaning, or repairing the unit. A technician should discharge all capacitors before
performing any internal procedures.
Page 21SKU 91814 For technical questions, please call 1-800-444-3353
TROUBLESHOOTING (CONTINUED)
You may wish to take note
of the setting required for
this metal thickness.
CUT GOES ONLY PARTIALLY THROUGH THE WORKPIECE
The Air pressure may be too low.
Check the Air Pressure setting on the
regulator’s gauge.
Turn up the current adjustment knob and
try again.
Material being cut is too thick. Maximum
thickness for steel is 3/8”.
You may wish to cut the
object along one side and
then cut along the other.
If this is not practical, use
a more powerful Cutter.
WITHIN THICKNESS
RANGE
MATERIAL
TOO THICK
a. Verify that the compres-
sor is delivering at least
3.5 CFM @ 65 PSI to the
tool.
b. The Regulator on the
unit must be set to at
least 60 PSI.
AIR
PRESSURE
AIR
PRESSURE
PROBLEM
CORRECTED
PROBLEM PERSISTS AT
MAXIMUM SETTING
Disconnect the Torch Cables.
Disassemble the torch assembly and
inspect all internal components, as ex-
plained on page 13.
Replace any damaged or missing compo-
nents and reassemble carefully, following
the directions on page 13.
TORCH IN GOOD
CONDITION
DAMAGED
COMPONENTS FOUND
Try cutting at a slower pace, the arc may
not have enough time to cut through the
workpiece.
REV 07/05

If the steps above do not solve the problem or if the repairs involved are too
complex, contact a qualified technician.
IMPORTANT!
Be CERTAIN to shut off the Plasma Cutter, and disconnect it from power and air before
adjusting, cleaning, or repairing the unit. A technician should discharge all capacitors before
performing any internal procedures.
Page 22SKU 91814 For technical questions, please call 1-800-444-3353
TROUBLESHOOTING (CONTINUED)
The Amperage setting may be too high;
try cutting at a lowest setting possible for
the metal being cut.
FAST NOZZLE WEAR
OR
EXCESSIVE SLAG FORMATION
Take into account the thickness and type
of metal to be cut before you start. Thin-
ner materials will typically require lower
amp settings.
PROBLEMS
REDUCED
Disconnect the Torch Cables.
Disassemble the torch assembly and
inspect all internal components, as ex-
plained on page 13.
Replace any damaged or missing compo-
nents and reassemble carefully, following
the directions on page 13.
TORCH IN GOOD
CONDITION
DAMAGED
COMPONENTS FOUND
Air supply pressure may be inadequate:
a. Verify that the compressor is delivering
at least 3.5 CFM @ 65 PSI to the tool.
b. The Regulator on the unit must be set
to at least 60 PSI.
These two problems have similar causes
and will often appear simultaneously.
The same diagnostic procedures and
remedies apply to both.
PROBLEMS PERSIST AT
LOWEST PRACTICAL SETTING
REV 07/05