Craftsman 580323300 User Manual GENERATOR Manuals And Guides L0408295
CRAFTSMAN Generator Manual L0408295 CRAFTSMAN Generator Owner's Manual, CRAFTSMAN Generator installation guides
User Manual: Craftsman 580323300 580323300 CRAFTSMAN GENERATOR - Manuals and Guides View the owners manual for your CRAFTSMAN GENERATOR #580323300. Home:Tool Parts:Craftsman Parts:Craftsman GENERATOR Manual
Open the PDF directly: View PDF  .
.
Page Count: 48

Owner's Manuam
®
Modet No.
580.323300
HOURS: Mort. = Fri. 8 a.m. to 5 p.m. {CT)
CAUTION:
Before using this product, read this
manual and follow aH its Safety Ru_es
and Operating instructions.
Sears, Roebuck and Co., Hoffman Estates, IL 60179
Visit our Craftsman website: www.sears.com/craftsman
Part No. 191575GS Draft6 12004)
oSafety
oAssembly
oOperation
oMaintenance
°Parts
,, Espa_ol

WARRANTY .............................. 2
SAFETY RULES ......................... 3-4
KNOW YOUR GENERATOR ................. 5
ASSEMBLY ............................... 6
OPERATION ........................... 7-10
SPECIFICATIONS ......................... 11
MAINTENANCE ........................ 12-14
STORAG E ............................... 15
TROUBLESHOOTING ...................... 16
NOTES ................................. 17
SCHEMATIC/WIRING DIAGRAM .......... 18-19
REPLACEMENT PARTS ................. 20-26
NOTES ................................. 27
EMISSION SYSTEM WARRANTY ......... 28-29
ESPA_IOL ............................. 30-47
HOW TO ORDER PARTS .......... BACK PAGE
LIMtTED WARRANTY FOR CRAFTSMAN GENERATORS
SEARS warrants to the original purchaser that the alternator and engine for its portable generator will be free
from defects in materials or workmanship for the items and period set forth below from the date of original
purchase. This warranty is not transferable.
CONSUMER* COMMERCIAL*
Alternator 2 Years (2rid year parts only) 1 Year
Engine 2 Years (2nd year parts only) 1 Year
*NOTE: For the purpose of this warranty "Consumer Use" means personal residential household and emergency
use by odginal purchaser, not to be used as a primary source of power. "Commercial Use" means all other uses,
including rental, construction, commercial, and income producing purposes. Once a generator has experienced
commercial use, it shall thereafter be considered a commercial use generator for the purpose of this warranty.
During said warranty period, SEARS will, at its option, repair or replace any part which, upon examination by
SEARS, is found to be defective under normal use and service**. Starting batteries are not warranted by SEARS.
All transportation costs under warranty, including return to the factory if necessary, are to be borne by the
purchaser and prepaid by him. This warranty does not cover normal maintenance and service and does not apply
to a generator set, alternator or engine, or parts which have been subjected to improper or unauthorized
installation or alteration, misuse, negligence, accident, overloading, over-speeding, improper maintenance, repair
or storage so as, in SEARS's judgment, to adversely affect its performance and reliability.
** NORMAL WEAR: As with all mechanical devices, engines need periodic parts service and replacement to
perform well. This warranty will not cover repair when normal use has exhausted the life of a part or engine.
THERE IS NO OTHER EXPRESS WARRANTY. SEARS HEREBY DISCLAIMS ANY AND ALL IMPLIED
WARRANTIES, INCLUDING BUT NOT LIMITED TO THOSE OF MERCHANTABILITY AND FITNESS
FOR A PARTICULAR PURPOSE TO THE EXTENT PERMITTED BY LAW. THE DURATION OF ANY
IMPLIED WARRANTIES WHICH CANNOT BE DISCLAIMED IS LIMITED TO THE TIME PERIOD AS
SPECIFIED IN THE EXPRESS WARRANTY. LIABILITY FOR CONSEQUENTIAL, INCIDENTAL, OR
SPECIAL DAMAGES UNDER ANY AND ALL WARRANTIES IS EXCLUDED.
Some states do not allow limitations on how long an implied warranty lasts, or the exclusion or limitation of
incidental or consequential damages, so the above limitations or exclusions may not apply to you. This warranty
gives you specific legal rights and you may also have other rights, which vary from state to state.
For service, see your nearest SEARS authorized warranty service facility. Warranty service can be performed
only by a SEARS authorized service facility. This warranty will not apply to service at any other facility. At the time
of requesting warranty service, evidence of original purchase date must be presented.
SEARS, ROEBUCK and CO., D/817WA, Hoffman Estates, IL 60179 U.S.A.

This is the safety alert symbol. It is used to alert you to potential personal injury hazards.
Obey all safety messages that follow this symbol to avoid possible injury or death.
_Read this manual carefully and become
familiar with your pressure washer. Know its
applications, its limitations, and any hazards
involved.
The safety alert symbol (_,) is used with a signal
word (DANGER, CAUTION, WARNING), a pictorial
and/or a safety message to alert you to hazards.
DANGER indicates a hazard which, if not avoided, will
result in death or serious injury. WARNING indicates a
hazard which, if not avoided, could result in death or
serious injury. CAUTION indicates a hazard which, if
not avoided, might result in minor or moderate injury.
CAUTION, when used without the alert symbol,
indicates a situation that could result in equipment
damage. Follow safety messages to avoid or reduce
the risk of injury or death.
WARNING
The engine exhaust from this product contains
chemicaJs known to the State of CaJifornJa to cause
cancer, birth defects, or other reproductive harm.
WARNING
• This generator does not meet U. S. Coast Guard
Regulation 33CFR-183 and should not be used on
marine applications,
• Failure to use the appropriate U. S. Coast Guard
approved generator could result in bodily injury and/or
property damage.
Hazard Symbols and Meanings
Electrocution Electrical Shock Electrical Shock
Explosion Fire
Toxic Fumes Hot Surface
DANGER
Operate generator ONLY outdoors,
Keep at least 2 feet of clearance on all sides of
generator for adequate ventilation,
DO NOT operate generator inside any building or
enclosure, including the generator compartment of a
recreational vehicle (RV).
DANGER
When using generator for backup power, notify utility
company. Use approved transfer equipment to isolate
generator from electric utility.
Use a ground circuit fault interrupter (GFCI) in any damp
or highly conductive area, such as metal decking or steel
work.
DO NOT touch bare wires or receptacles.
DO NOT use generator with electrical cords which are
worn, frayed, bare or otherwise damaged.
DO NOT operate generator in the rain.
DO NOT handle generator or electrical cords while
standing in water, while barefoot, or while hands or feet
are wet.
DO NOT allow unqualified persons or children to operate
or service generator.
WARNING
WHEN ADJUSTING OR MAKING REPAIRS TO YOUR
GENERATOR
*Disconnect the spark plug wire from the spark plug and
place the wire where it cannot contact spark plug.
WHEN TESTING FOR ENGINE SPARK
Use approved spark plug tester.
DO NOT check for spark with spark plug removed.

WARNING
WHEN ADDING OR DRAINmNG FUEL
Turn generator OFF and let it cool at least 2 minutes
before removing fuel cap. Loosen cap slowly to relieve
pressure in tank.
Fill or drain fuel tank outdoors.
DO NOT overfill tank. Allow space for fuel expansion.
Keep fuel away from sparks, open flames, pilot lights,
heat, and other ignition sources.
DO NOT light a cigarette or smoke.
WHEN STARTING EQUIPMENT
Ensure spark plug, muffler, fuel cap and air cleaner are
in place.
DO NOT crank engine with spark plug removed.
If fuel spills, wait until it evaporates before starting
engine.
WHEN OPERATING EQUBPMENT
Do not tip engine or equipment at angle which causes
fue! to spill.
This generator is not for use in mobile equipment or
marine applications.
WHEN TRANSPORTmNG OR REPAIRING EQUIPMENT
Transport/repair with fuel tank EMPTY or with fuel shutoff
valve OFF.
Disconnect spark plug wire.
WHEN STORING FUEL OR EQUIPMENT WiTH FUEL IN
TANK
Store away from furnaces, stoves, water heaters, clothes
dryers or other appliances that have pilot light or other
ignition source because they can ignite fuel vapors.
WARNING
DO NOT touch hot surfaces.
Allow equipment to cool before touching.
In the State of California a spark attester ts required
by law (Section 4442 of the California Public
Resources Code). Other states may have similar
laws. Federal laws apply on federal lands. If you
equip the muffler with a spark arrester, it must be
maintained in effective working order.You can order
a spark attester through your authorized Sears
service dealer.
CAUTION
DO NOT tamper with governed speed. Generator
supplies correct rated frequency and voltage when
running at governed speed.
DO NOT modify generator in any way.
CAUTION
See "Don't Overload Generator".
Start generator and let engine stabilize before connecting
electrical loads.
Connect electrical loads in OFF position, then turn ON
for operation.
Turn electrical loads OFF and disconnect from generator
before stopping generator.
CAUTION
Use generator only for intended uses.
If you have questions about intended use, ask dealer or
contact Sears.
Operate generator only on level surfaces.
DO NOT expose generator to excessive moisture, dust,
dirt, or corrosive vapors.
DO NOT insert any objects through cooling slots.
If connected devices overheat, turn them off and
disconnect them from generator.
Shut off generator if:
-electrical output is lost;
°equipment sparks, smokes, or emits flames;
°unit vibrates excessively.

KNOW YOUR GENERATOR
Read the owner's manual and safety rules before operating your generator,
Compare the illustrations with your generator to familiarize yourself with the locations of various controls and
adjustments. Save this manual for future reference.
FueITank
Oil Fill Cap/Dipstick
Rocker
Switch
Recoil Starter
Choke Lever
Air
Cleaner
120 Volt AC, 15 Amp
Receptacles
Circuit Breakers
120 Volt AC, 15 Amp, Duplex Receptacles -- May
be used to supply electrical power for the operation of
120 Volt AC, 15 Amp, single phase, 60 Hz electrical,
lighting, appliance, tool and motor loads.
Air Cleaner -- Filters intake air as it is drawn into the
engine.
Circuit Breakers -- Each receptacle socket is
protected against electrical overload with "push to
reset" circuit breakers.
Fuel Tank -- Tank holds 1 U.S. gallon of unleaded
fuel.
Grounding Fastener
Grounding Fastener -- if required, please consult a
qualified electrician, electrical inspector, or the local
agency having jurisdiction.
OH Fill Cap/Dipstick -- Check and fill engine with oil
here. See page 6 for oil recommendations and filling
instructions.
Choke Lever -- Used when starting a cold engine.
Recoil Starter -- Used for starting the engine.
Rocker Switch -- Set switch to "On" prior to using
recoil starter. Set switch to "Off" to switch off engine.

TO REMOVE GENERATOR FROM
CARTON
° Open top flaps of shipping carton.
•Slice two corners at end of carton from top to
bottom so the panel can be folded down flat, then
remove all packing material.
•Remove the generator and contents from the
shipping carton.
CARTON CONTENTS
Check all contents against those listed below:
° Main unit
• Engine oil
• Owner's manual
if any parts are missing or damaged, carl the
generator helpline at 1-800-222-3136.
BEFORE STARTING THE
Add Engine Oil
IMPORTANT: Any attempt to crank or start the engine
before it has been properly serviced with the
recommended oil may result in an engine failure.
NOTE: When adding oH to the engine crankcase, use
only high quality detergent oil rated with API service
classification SF, SG, SH, SJ or higher rated
SAE 30 weight. DO NOT use special additives.
1. Choose a viscosity according to the table below:
STARTING TEMPERATURE RANGE ANTICIPATED BEFORE NEXT OIL CHANGE
* The use of multi-viscosity oils (5W-30, 10W-30, etc.)
in temperatures above 40°F (4°C) will result in higher
than normal oil consumption. When using a multi-
viscosity oil, check oil more frequently.
** If using SAE 30 oil in temperatures below 40°F
(4°C), it will result in hard starting and possible engine
bore damage due to inadequate lubrication.
2. Place generator on a level surface and clean area
around oil fill.
3. Remove oil dipstick and wipe dipstick with clean
cloth. Replace and tighten dipstick. Remove and
and check oil level.
.Slowly pour oil into oil fill opening. Pause to permit
oil to settle. Fill to "Full" mark on dipstick. DO
NOT OVERFILL. Remove dipstick and check oil
level.
NOTE: You may not need to use all the supplied oil.
5. Replace and tighten dipstick.
NOTE: Check oil often during engine break-in.
Add Fuel
WARNING
WHEN ADDING FUEL
Turn generator OFF and let it coo! at least 2 minutes
before removing fuel cap. Loosen cap slowly to relieve
pressure in tank.
Fill or drain fuel tank outdoors.
DO NOT overfill tank. Allow space for fuel expansion.
Keep fue! away from sparks, open flames, pilot lights,
heat, and other ignition sources.
DO NOT light a cigarette or smoke.
NOTE: This gasoline engine is certified to operate on
gasoline. Exhaust Emission Control System: EM
(Engine Modifications).
1. Use clean, fresh, regular UNLEADED fuel with a
minimum of 85 octane with equipment. DO NOT
use fuel which contains Methanol. DO NOT mix oil
with fuel.
2. Clean area around fuel fin cap, remove cap.
3. Slowly add regular unleaded fuel to fuel tank. Be
careful not to overfill. Allow about 1.5" of tank
space for fuel expansion, as shown here.
4. Install fuel cap and wipe up any spilled fuel.
CAUTION! AlcohoFblended fuels (called gasohol,
ethanol or methanol) can attract moisture, which leads
to separation and formation of acids during storage.
Acidic gas can damage the fuel system of an engine
while in storage.
To avoid engine problems, the fuel system should be
emptied before storage of 30 days or longer. Drain the
fuel tank, start the engine and let it run until the fuel lines
and carburetor are empty. Use flesh fuel next season.
See "Storage" on page 15 for additional information.
NEVER use engine or carburetor cleaner products in
the fuel tank as permanent damage may occur.

HOW TO USE YOUR GENERATOR
if you have any problems operating your generator
after reading the manual, please call the generator
helpline at 1-800-222-3136.
System Ground
The generator has a system ground that connects the
generator flame components to the ground terminals
on the AC output receptacles. The system ground is
connected to the AC neutral wire (the neutral is
bonded to the generator frame).
Special Requirements
There may be Federal or State Occupational Safety
and Health Administration (OSHA) regulations, local
codes, or ordinances that apply to the intended use of
the generator. Please consult a qualified electrician,
electrical inspector, or the local agency having
jurisdiction.
• in some areas, generators are required to be
registered with local utility companies.
• if the generator is used at a construction site, there
may be additional regulations which must be
observed.
Connecting to a BuHding's Electrical
System
Connections for standby power to a building's
electrical system must be made by a qualified
electrician. The connection must isolate the generator
power from utility power, and must comply with all
applicable laws and electrical codes.
, DANGER
When using generator for backup power, notify utility
company. Use approved transfer equipment to isolate
generator from electric utility.
Use a ground circuit fault interrupter (GFCI) in any damp
or highly conductive area, such as metal decking or steel
work.
DO NOT touch bare wires or receptacles.
DO NOT use generator with electrical cords which are
worn, frayed, bare or other,,vise damaged.
DO NOT operate generator in the rain.
DO NOT handle generator or electrical cords while
standing in water, while barefoot, or while hands or feet
are wet.
DO NOT allow unqualified persons or children to operate
or service generator.
ToSta_TheEngine
CAUTION
See "Don't Overload Generator".
Start generator and let engine stabilize before connecting
electrical loads.
Connect electrical loads in OFF position, then turn ON
for operation.
Turn electrical loads OFF and disconnect from generator
before stopping generator.
Disconnect all electrical loads from the generator.
Follow start instruction steps in numerical order:
1. Make sure unit is on a level surface.
IMPORTANT: Failure to start and operate unit on a
level surface will cause the unit not to start or shut
down during operation.
2. Turn fuel valve to "On" position. Fuel valve handle
should be vertical (pointing toward ground) for fuel
to flow.
Fuel Valve is shown
in the On position
3. Place choke lever in "Choke" position.
4. Set rocker switch to "On" position.
Necker Switch is
shown in On position
5. Grasp recoil handle and pull slowly until slight
resistance is felt. Then pull rapidly to start engine.
IMPORTANT: If engine floods, place choke lever in
"Run" position and crank until engine starts.
6. Move choke lever to "Run" position a short
distance at a time over several seconds in warm
weather or minutes in cold weather. Let engine
run smoothly before each change. Operate with
choke in "Run" position.
NOTE: If engine starts after 3 pulls but fails to run, or
if unit shuts down during operation, make sure unit is
on a level surface and check for proper oil level in
crankcase. This unit may be equipped with a low oil
protection device.

Stopping the Engine
1. Unplug all electdcal loads from unit. NEVER start
or stop engine with electrical devices plugged in
and turned on.
2. Let engine run at no-load for two minutes to
stabilize unit's internal temperatures.
3. Move rocker switch to "Off" position.
4. Move fuel valve to "Off" position.
CAUTION
• DO NOT stop engine by moving choke lever to "Choke"
position.
Connecting E_ectrica_ Loads
• Let the engine stabilize and warm up for a few
minutes after starting.
• DO NOT connect 240 Volt loads to 120 Volt
receptacles.
• DO NOT connect 3-phase loads to the generator.
• DO NOT connect 50 Hz loads to the generator.
• Plug in and turn on the desired 120 Volt AC, single
phase, 60 Hertz electrical loads.
• DO NOT OVERLOAD THE GENERATOR. See
"Don't Overload Generator".
CORD SETS AND RECEPTACLES
Use only high quality, well:insulated, extension cords
with the generator's 120 Volt electrical receptacles.
Check the ratings of all extension cords before you
use them. Extension cord sets used should be rated
for 125 Volt AC loads at 20 Amps or greater for most
electrical devices. Some devices, however, may not
require this type of extension cord. Check the owner's
manuals of those devices for the manufacturer's
recommendations.
Keep extension cords as short as possible, preferably
less than 15 feet long, to prevent voltage drop and
possible overheating of wires.
,_ CAUTION
NEVER attempt to power a device requiring more
amperage than generator or receptacle can supply,
DO NOT overload the generator, See 'Don't Overload
Generator",
120 Volt AC, 15 Amp Dupmex Receptacle
Each receptacle is protected against overload by a
single 15 Amp push-to-reset circuit breaker. Use each
receptacle to operate 120 Volt AC, single phase 60 Hz
electrical loads requiring up to 1,800 watts (1.8 kW) at
15 Amps of current.

COLD WEATHER OPERATION
Under certain weather conditions (temperatures below
40°F [4°C] combined with high humidity), your
Craftsman generator may experience icing of the
carburetor and/or the crankcase breather system. To
reduce this problem, you need to perform the following:
1. Make sure generator has clean, fresh fuel.
2. Open fuel valve (turn valve to open position).
3. Use SAE 5W-30 oil (synthetic preferred, see page 6).
4. Check oil level daily or after every eight (8) hours
of operation.
5. Change oil every 24 hours of operation.
6. Shelter unit from elements.
in an emergency, use the original shipping carton as a
temporary shelter:
7. Cut off all carton flaps.
8. Cut out one long side of carton to expose muffler
side of unit as shown. Ensure a minimum of two
feet clearance between open side of carton and
nearest object.
Wind
Muffler side exposed. Your unit may differ in
appearance from that shown above.
9. Cut appropriate slots to access receptacles of unit.
10. Start unit, then place carton over it.
NOTE: Remove carton when temperature is above
40°F [4°C].
For a more permanent shelter, build a structure that
will enclose three sides and the top of the generator.
7. Make sure entire muffler-side of generator is
exposed, as shown previously.
8. Ensure a minimum of two feet clearance between
open side of structure and nearest object.
9. Face exposed end away from wind and elements.
10. Structure should hold enough heat created by the
generator to prevent icing problem.
11. Start and run engine outdoors.
12. DO NOT start or run engine in enclosed area,
even if doors or windows are open.
13. DO NOT enclose generator any more than shown.
14. Remove shelter when temperatures are above
40°F [4°C].
15. Turn engine OFF and let cool two (2) minutes
before refueling.
DANGER
Operate generator ONLY outdoors,
Keep at least 2 feet of clearance on all sides of
generator for adequate ventilation,
DO NOT operate generator inside any building or
enclosure, including the generator compartment of a
recreational vehicle (RV),
Remove generator from shelter when temperature is
above 40°F [4°C].

DON'T OVERLOAD GENERATOR
Capacity
You must make sure your generator can supply
enough rated (running) and surge (starting) watts for
the items you will power at the same time. Follow
these simple steps:
1. Select the items you will power at the same time.
2. Total the rated (running) watts of these items. This
is the amount of power your generator must
produce to keep your items running.
3. Estimate how many surge (starting) watts you will
need. Surge wattage is the short burst of power
needed to start electric motor-driven tools or
appliances such as a circular saw or refrigerator.
Because not all motors start at the same time,
total surge watts can be estimated by adding only
the item(s) with the highest additional surge watts
to the total rated watts from step 2.
Example:
Too! or Appliance
Window Air
Conditioner
Refrigerator
Deep Freezer
Television
Light (75 Watts)
Rated
(Running) Watts
1200
8OO
5OO
5OO
75
3075 Total
Running Watts
Total Rated (Running) Watts
Highest Additional Surge Watts
Total Generator Output Required
Power Management
Additional Surge
(Starting) Watts
1800
1600
5OO
1800 Highest
Surge Watts
= 3075
= 1800
= 4875
To prolong the life of your generator and attached
devices, it is important to take care when adding
electrical loads to your generator. There should be
nothing connected to the generator outlets before
starting it's engine. The correct and safe way to
manage generator power is to sequentially add loads
as follows:
1. With nothing connected to the generator, start the
engine as described in this manual.
2. Plug in and turn on the first load, preferably the
largest load you have.
3. Permit the generator output to stabilize (engine
runs smoothly and attached device operates
properly).
4. Plug in and turn on the next load.
5. Again, permit the generator to stabilize.
6. Repeat steps 4 and 5 for each additional load.
NEVER add more loads than the generator capacity.
Take special care to consider surge loads in generator
capacity, as described above.
Tool or Appliance
_=ssentials
Light Bulb -75 watt
Deep Freezer
Sump Pump
Refrigerator/Freezer- 18 Cu, Ft,
Water Well Pump -1/3 HP
Heating/Cooling
Window AC -10,000 BTU
Window Fan
Furnace Fan Blower -1/2 HP
Kitchen
Microwave Oven -1000 Watt
Coffee Maker
Electric Stove -Single Element
Hot Plate
Famimy Room
DVD/CD Player
VCR
Stereo Receiver
Color Television -27"
Personal Computer w/17"
monitor
Other
Security System
AM/FM Clock Radio
Garage Door Opener -1/2 HP
Electric Water Heater -40
Gallon
DIY/Job Site
Quartz Haloqen Work Liqht
Aidess Sprayer -1/3 HP
Rec_ Saw
Electric Drill -1/2 HP
Circular Saw -7 1/4"
Miter Saw -10"
Table Planer -6"
Table Saw/Radial Arm Saw -10"
Air Compressor -1-1/2 HP
Additional
Rated* Surge
(Running) (Starting)
Watts Watts
75
500 500
800 1200
800 1600
1000 2000
1200 1800
300 600
800 1300
1000
1500
1500
2500
100
100
45O
5OO
8OO
180
3OO
480 520
4000
1000
600 1200
960 960
1000 1000
1500 1500
1800 1800
1800 1800
2000 2000
2500 2500
*Wattages listed are approximate only. Check tool or
appliance for actual wattage.
10

ENGtNE TECHNICAL INFORMATION
This is a single cylinder, overhead valve(OHV), air
cooled engine. It is a low emissions engine.
in the State of California, Model Series 120000
engines are certified by the California Air Resources
Board to meet emissions standards for 125 hours.
Such certification does not grant the purchaser, owner
or operator of this engine any additional warranties
with respect to the performance or operational life of
this engine. The engine is warranted solely according
to the product and emmisions warranties stated
elsewhere in this manual.
Power Ratings
The power ratings for an individual engine model are
initially developed by starting with SAE (Society of
Automotive Engineers) code J1940 (Small Engine
Power & Torque Rating Procedure) (Revision 2002-
05). Given both the wide array of products on which
our engines are placed, and the variety of
environmental issues applicable to operating the
equipement, it may be that the engine you have
purchased will not develop the rated horsepower when
used in a peice of power equipment (actual "on-site"
power). This difference is due to a variety of factors
including, but not limited to, the following: differences
in altitude, temperature, barometric pressure, humidity,
fuel, engine lubrication, maximum governed engine
speed, individual engine to engine variability, design of
the particular peice of power equipment, the manner in
which the engine is operated, engine run-in to reduce
friction and clean out of combustion chambers,
adjustments to the valves and carburetor, and other
factors. The power ratings may also be adjusted
based on comparisons to other similar engines
utilizedin similar applications, and will thereforenot
necessarily match the values derived using the
foregoing codes.
PRODUCT SPECIFICATIONS
Generator Specifications
Rated Running Watts .......... 3,000 Watts (3.0kW)
Rated Surge Watts ........... 4,400 Watts (4.4kW)
Rated AC Voltage ............ 120 Volts
Rated Maximum AC Current
at 120 Volts ............... 25.0 Amperes
Rated Frequency ............. 60 Hz at 3600 rpm
Phase ...................... Single Phase
Unit Weight ................. 94 Ibs.
Engine Specifications
Rated Horsepower ............ 6 at 3600 rpm
Bore ....................... 2.69 in. (68mm)
Stroke ...................... 2.20 in. (56mm)
Displacement ................ 12.48 in. (206 cc)
Spark Plug
Type: ................. Champion RC12YC or
Equivalent
Set Gap To: ............ 0.030inch (0.76ram)
Armature Air Gap: ............ 0.010-0.014 in.
(0.25-0.36mm)
Valve clearance with valve springs installedand piston I/4 in.
(6 ram) past top dead center (check when engine is cold).
intake ...................... 0.004-0.006 in.
(0.I0-0.15 mm)
Exhaust .................... 0.009-0.011 in.
(0.23-0.28 mm)
Fuel Capacity ................ 1 U.S. gallons
Oil Type:
Above 40° F ............... SAE 30
Below 40° F ............... SAE 5W-30 or 10W-30
11

MAINTENANCE SCHEDULE
Follow the hourly or calendar intervals, whichever occurs first.
More frequent service is required when operating in adverse conditions noted below.
MABNTENANCE SCHEDULE
FILL tN DATES AS YOU
COMPLETE REGULAR SERVICE
MAINTENANCE TASK
Check oil bvet
Change engine oil
Service air cleaner
Service spark plug
Service spark arrester
Check valve clearance
Prepare for storage
SERVICE DATES
Before
Each Use
x
Every 25
Hours or
Yearly
X 2
Every 50
Hours or
Yearly
X 1
Every 100
Hours or Yearty
Yearly
×
X
tf unit is to remain idte for longer than 30 days.
SERVICE DATES
Change oil after the first (5) operating hours and every 50 hours or every year, whichever occurs first, thereafter.
Change sooner when operating under dirty or dusty conditions.
Replace more often under dirty or dusty conditions.
GENERAL RECOMMENDATIONS
Regular maintenance will improve the performance
and extend the life of the generator. See any
authorized Sears dealer for service.
The generator warranty does not cover items that
have been subjected to operator abuse or negligence.
To receive full value from the warranty, operator must
maintain generator as instructed in this manual.
Some adjustments will need to be made periodically to
properly maintain your generator.
All adjustments in this section should be made at least
once each season. Follow the requirements in the
"Maintenance Schedule" chart shown above.
NOTE: Once a year you should clean or replace the
spark plug and replace the air filter. A new spark plug
and clean air filter assure proper fuel-air mixture and
help your engine run better and last longer.
EMISSION CONTROL
Maintenance, replacement or repair of the emission
control devices and systems may be performed by any
non-road engine repair establishment or individual.
GENERATOR MAINTENANCE
Generator maintenance consists of keeping the unit
clean and dry. Operate and store the unit in a clean dry
environment where it will not be exposed to excessive
dust, dirt, moisture or any corrosive vapors. Cooling air
slots in the generator must not become clogged with
snow, leaves,or any other foreign material.
Check the cleanliness of the generator frequently and
clean when dust, dirt, oil, moisture or other foreign
substances are visible on its exterior surface.
NOTE: DO NOT use a garden hose to clean
generator. Water can enter the engine fuel system and
cause problems. In addition, if water enters the
generator through cooling air slots, some of the water
will be retained in voids and cracks of the rotor and
stator winding insulation. Water and dirt buildup on the
generator internal windings will eventually decrease
the insulation resistance of these windings.
To C_ean the Generator
• Use a damp cloth to wipe exterior surfaces clean.
CAUTION
DO NOT expose generator to excessive moisture, dust,
dirt, or corrosive vapors.
DO NOT insert any objects through cooling slots.
Use a soft bristle brush to loosen caked on dirt, oil,
etc.
Use a vacuum cleaner to pick up loose dirt and
debris.
Use low pressure air (not to exceed 25 psi) to blow
away dirt. Inspect cooling air slots and openings on
the generator. These openings must be kept clean
and unobstructed.
12

ENGINE MAINTENANCE
WARNING
WHEN ADJUSTING OR MAKmNG REPAIRS TO YOUR
GENERATOR
Disconnect the spark plug wire from the spark plug and
place the wire where it cannot contact spark plug.
WHEN TESTBNG FOR ENGINE SPARK
Use approved spark plug tester.
DO NOT check for spark with spark plug removed,
Checking OH LeveI
Oil level should be checked prior to each use or at least
every 5 hours of operation. Keep oil level maintained.
Changing Engine OH
Change the oil after the first 5 hours of operation.
Change oil every 50 hours thereafter. If you are using
your generator under extremely dirty or dusty conditions,
or in extremely hot weather, change the oil more often.
CAUTION
• Used motor oil has been shown to cause skin cancer in
certain laboratory animals,
• Thoroughly wash exposed areas with soap and water,
KEEP OUT OF REACH OF CHILDREN.
DON'T POLLUTE. CONSERVE
RESOURCES. RETURN USED OIL TO
COLLECTION CENTERS.
Change the oil while the engine is still warm from
running, as follows:
1. Make sure unit is on a level surface.
.
.
4.
5.
6.
Disconnect the spark plug wire from the spark
plug and place the wire where it cannot contact
spark plug.
Clean area around oil drain plug. The oil drain plug
is located at base of engine, opposite carburetor.
Remove oil drain plug and drain oil completely into
a suitable container.
Reinstall oil drain plug and tighten securely.
Remove oil dipstick.
Slowly pour new oil into oil fill opening. Pause to
permit oil to settle. Fill to "Full" mark on dipstick.
DO NOT OVERFILL. Remove dipstick and check
oil level.
7. Install oil dipstick. Tighten securely.
8. Wipe up any spilled oil.
CJeanlRepmace Spark P_ug
Change the spark plug every 100 hours of operation
or once each year, whichever comes first. This will
help your engine to start easier and run better.
1. Clean area around spark plug.
2. Remove and inspect spark plug.
3. Replace spark plugs if electrodes are pitted,
burned or porcelain is cracked. Use a
recommended replacement plug.
4. Check electrode gap with wire feeler gauge and set
spark plug gap to 0.030 inch (0.76mm) if necessary.
\
5. Install spark plug and tighten firmly.
NOTE: You can purchase a new spark plug by calling
1-800-366-PART.
Service Air Cleaner
Your engine will not run properly and may be
damaged if you run it with a dirty air cleaner.
Replace the air cleaner every 25 hours of operation or
once each year, whichever comes first. Replace more
often if operating under dirty or dusty conditions.
To service the air cleaner, follow these steps:
1. Loosen screw and tilt cover down.
CARTRIDGE BASE,
COVER
SLOTS AND
SCREW _ TABS
2. Carefully remove cartridge assembly.
3. To clean cartridge, gently tap pleated paper side
on a flat surface.
4. Reinstall clean or new cartridge inside cover.
5. Insert cover's tabs into slots in bottom of base.
6. Tilt cover up and tighten screw securely to base.
NOTE: You can purchase new air filter elements by
calling 1-800-366-PART.
13

Carburetor
if you think your carburetor needs adjusting, see your
nearest Sears service center. Engine performance
may be affected at attitudes above 3000z5000 feet.
For operation at higher elevations, contact your
nearest Sears service center.
Spark Attester Service
The engine exhaust muffler has a spark attester
screen. The spark attester must be serviced every
50 hours to keep it functioning as designed.
WARNING
DO NOT touch hot surfaces.
Allow equipment to cool before touching.
In the State of California a spark arrester is required by law
(Section 4442 of the California Public Resources Code).
Other states may have similar laws. Federal laws apply on
federal lands. If you equip the muffler with a spark arrester,
it must be maintained in effective working order.
NOTE: You can purchase a new spark arrester
screen, P/N 399541, by calling 1°800°366°PART.
if you use your generator on any forestzcovered,
brush-covered, or grass-covered unimproved land, it
must have a spark attester. The spark attester must
be maintained in good condition by the
owner/operator.
if the engine has been running, the muffler will be very
hot. Allow the muffler to cool before servicing the
spark attester.
• Remove spark attester screen for cleaning and
inspection.
• Replace if screen is damaged.
14

Thegeneratorshouldbestartedatleastonceevery
sevendaysandallowedtorunat least30minutes.If
thiscannotbedoneandyoumuststoretheunitfor
morethan30days,usethefollowinginformationasa
guideto prepareitforstorage.
Long Term Storage _nstructions
it is important to prevent gum deposits from forming in
essential fuel system parts such as the carburetor, fuel
filter, fuel hose or tank during storage. Also,
experience indicates that abohoPblended fuels (called
gasohol, ethanol or methanol) can attract moisture,
which leads to separation and formation of acids
during storage. Acidic gas can damage the fuel
system of an engine while in storage.
To avoid engine problems, the fuel system should be
emptied before storage of 30 days or longer. Follow
these instructions:
WARNING
WHEN STORING FUEL OR EQUIPMENT WITH FUEL IN
TANK
Store away from furnaces, stoves, water heaters, clothes
dryers or other appliances that have pilot light or other
ignition source because they can ignite fuel vapors.
WHEN DRA_NBNGFUEL
Turn generator OFF and let it cool at bast 2 minutes
before removing fuel cap. Loosen cap slowly to relieve
pressure in tank.
Drain fuel tank outdoors.
Keep fuel away from sparks, open flames, pilot lights,
heat, and other ignition sources.
DO NOT light a cigarette or smoke.
Protect Fuel System
• Remove all fuel from the fuel tank to prevent gum
deposits from forming on these parts and causing
possible engine malfunction.
• Run engine until engine stops from lack of fuel.
Change Oil
While engine is still warm, drain oil from crankcase.
Refill with recommended grade.
OHCylinder Bore
• Remove spark plug and pour about 1 ounce (30ml)
of clean engine oil into the cylinder.
• Install spark plug and crank slowly to distribute oil.
WARNING
;park plug removed.
Generator
• Clean the generator as outlined on page 12 ("To
Clean the Generator").
• Check that cooling air slots and openings on
generator are open and unobstructed.
Other Storage Tips
• DO NOT store fuel from one season to another.
• Replace your fuel can if the can starts to rust. Rust
and/or dirt in your fuel will cause problems.
• If possible, store your unit indoors and cover it to
give protection from dust and dirt. BE SURE TO
EMPTY THE FUEL TANK.
• Cover your unit with a suitable protective cover that
does not retain moisture.
• Store generator in clean, dry area.
WARNING
DO NOT place a storage cover over a hot generator.
Let equipment coot for a sufficient time before placing
the cover on the equipment.
15

Problem
Engineis running_ but no AC
output is available.
Engine runs good at no-load but
"bogs down" when loads are
connected.
Engine will not start; or starts
and runs rough.
Engine shuts down when
running.
Cause
1. One of the circuit breakers is
open.
2. Fault in generator.
3. Poor connection or defective
cord set.
4. Connected device is bad.
1. Short circuit in a connected
load.
2. Engine speed is too slow.
3. Generator is overloaded.
4. Shorted generator circuit.
1. Rocker Switch set to "Off".
2. Fuel Valve is in "Off" position.
Correction
1. Reset circuit breaker.
2. Contact Sears service facility.
3. Check and repair.
4. Connect another device that is
in good condition.
1. Disconnect shorted electrical
load.
2. Contact Sears service facility.
3. See "Don't Overload
Generator".
4. Contact Sears service facility.
1. Set switch to "On".
2. Turn fuel valve to "Open"
position.
3. Dirty air cleaner.
4. Out of gasoline.
5. Stale gasoline.
3. Clean or replace air cleaner.
4. Fill fuel tank.
5. Drain gas tank and carburetor;
fill with fresh fuel.
Engine lacks power.
.
to spark plug.
7. Bad spark plug.
8. Water in gasoline.
Spark plug wire not connected
9. Flooded.
6. Connect wire to spark plug.
7. Replace spark plug.
8. Drain gas tank and carburetor;
fill with flesh fuel.
9. Wait 5 minutes and re-crank
engine.
Engine "hunts" or falters.
10. Excessively rich fuel mixture.
11. Intake valve stuck open or
closed.
12. Engine has lost compression.
1. Out of gasoline.
2. Low oil level.
1. Load is too high.
2. Dirty air filter.
Carburetor is running too rich or too
lean.
10. Contact Sears service facility.
11. Contact Sears service facility.
12. Contact Sears service facility.
1. Fill fuel tank.
2. Fill crankcase to proper level or
place generator on level
surface.
1. See "Don't Overload
Generator".
2. Replace air filter.
Contact Sears service facility.
16

17

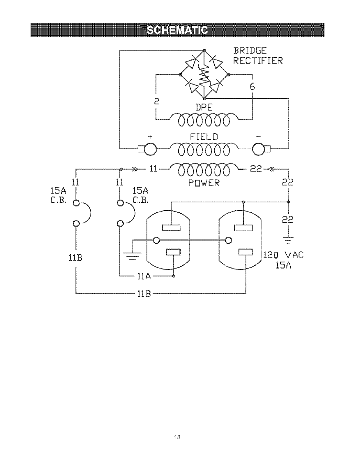
RECTIFIER
i
ii
i>
lib
6
E
F->>-ii_ 22-<<-_
ii POWER 22
--0 -Z
E ] 120 VAC
/15A
lIB
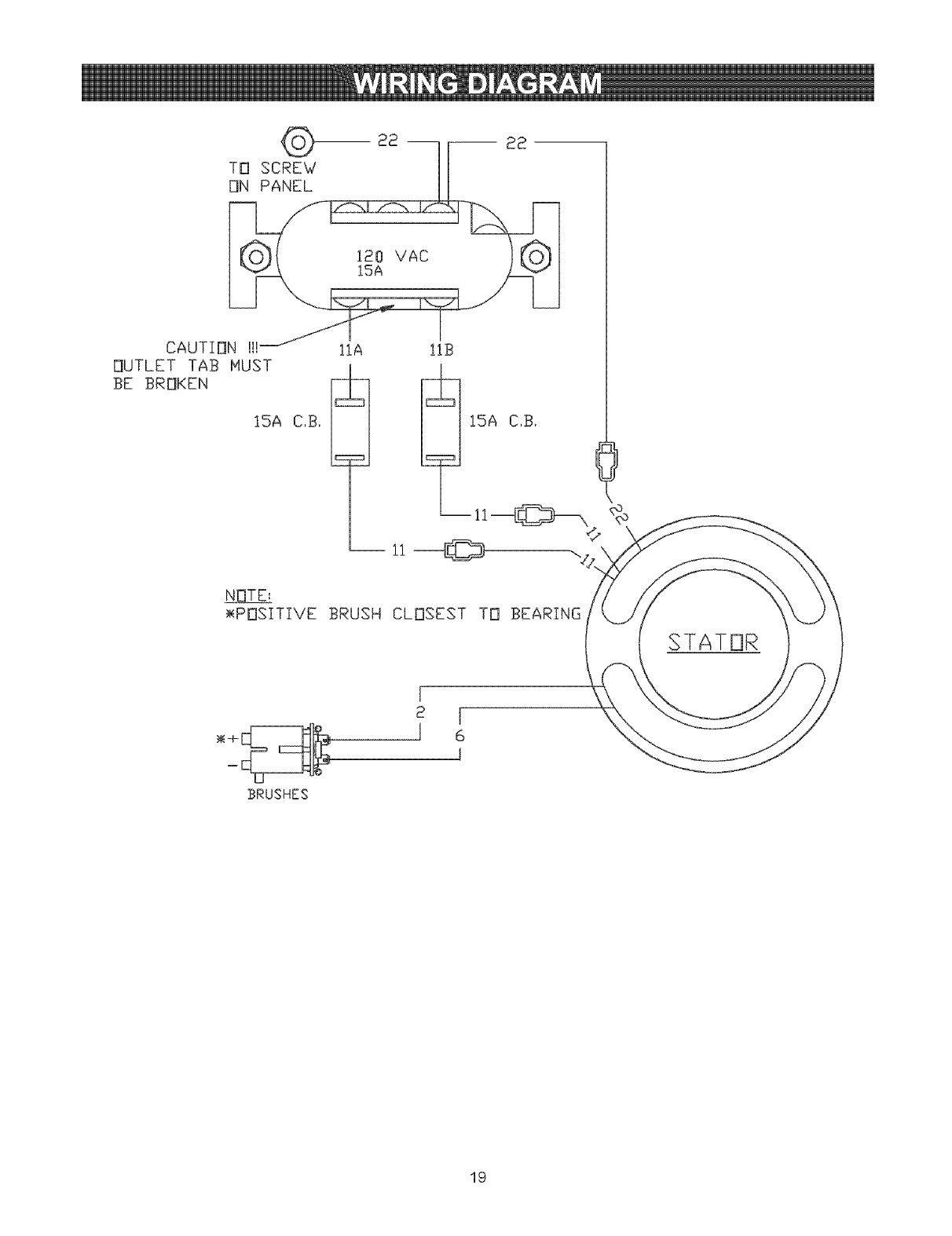
18

<9
TO SCREW
ON PANEL
CAUTION !H
OUTLET TAB MUST
BE BROKEN
15A C,B,
lIA 11B
ii ©
_<POSITIVE BRUSH CLOSEST TO BEARING
i
BRUSHES
19

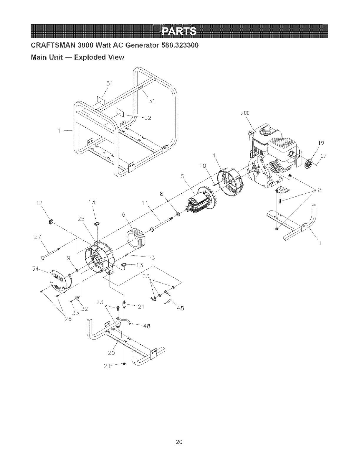
CRAFTSMAN 3000 Watt AC Generator 580.323300
Main Unit _ Exploded View
12 13
27\
\
52
53
26
25
51
5\
8
11
48
4
10
9OO
\\
i9
17
/
20
2O

CRAFTSMAN 3000 Watt AC Generator 580.323300
Main Unit _ Parts List
Item Part #
1 E190341AGS
2 194150GS
3 81917GS
4 66365GS
5 B2816JGS
6 B2817AGS
8 96796GS
9 *
10 *
11 47480GS
12 67022GS
13 84242GS
17 93705GS
19 399541
20 B4986GS
21 194153GS
23 193646GS
25 SRV66825DGS
26 74908GS
27 86308GGS
31 77816GS
32 91825GS
33 66849GS
34 96188AGS
48 14353621GS
51 93639GS
52 191775GS
900 NSP
Description
ASSY, Cradle
KIT, Vibration Mount
PIN, Roll, 4mm x 10
HOUSING, Engine Adaptor
ASSY, Rotor
ASSY, Stator
WASHER, M8 Fiat
WASHER, #10 Ext. Shakeproof
HHCS, 5/16" x 3/4", SEMS
HHCS, 5/16" -24 x 7"
GROMMET, Rubber
GROMMET, Plastic RBC
SCREW, Self Tap
ARRESTOR, Spark
DECAL, Ground
KIT, Vibration Mount
KIT, Grounding Hardware
CARRIER, Rear Bearing
TAPTFE, M5.08 x 10mm
HHCS, M6- 1.0 x 100, SEMS
DECAL, Caution Hot Muffler
RECTIFIER, Brush & Bridge
TAPTFE, M5 -.08 x 20mm
ASSY, Control Panel (see page 20)
WIRE, Ground
DECAL, Danger
DECAL, Start instructions
ENGINE
Parts Not Illustrated
AB3061BGS
191575GS
195309GS
BOTTLE, Oil
MANUAL, Owner's
KIT, Decal
*-items without part numbers are common fasteners and are available at local hardware stores.
21

CRAFTSMAN 3000 Watt AC Generator 580.323300
Contro_ Pane_ m E×p_oded View and Parts List
\\ \\\\\\\\\\
\\\\
\\\\\
\\\\\\ \\
\\
4
2
Item PaR #
1 96386GS
2 *
3 94396AGS
4 *
5 63025GS
6 *
7 *
8 *
Description
COVER, Control Panel
PPHMS, M4 0.7 x 10
CIRCUF BREAKER
WASHER, #8 Shakeproof
OUTLET, 120V, 15A Duplex
WASHER, Flat, #8
WASHER, Lock, #8
NUT, Hex, M4 z 0.7
* z Items without part numbers are common fasteners and are
available at local hardware stores.
22

ENGINE_ 6.0 HP, Briggs and Stratton, 120312 - Exploded View
3°®
40_
619
1022
t034 1_=_--
830_
306
307
240
332
742 _
74g
22
415
@15A
23

ENGINE, 6.0 HP, Briggs and Stratton, 120312 - Exploded View
163 %
108
633 @
51
137
276 @
977 CARBURETOR GASKET SET
137
163
276@
633A@
633@
lo4_
163
12i CARBURETOR OVERHAUL KUT
g / 633A @
633 @
276 @
Su/
51
358 ENGUNE GASKET SET
12
51
868 {_ 163
1022
161
163
365
%
968
445
287_
425
524
24

ENGINE, 6.0 HP, Bnggs and Stratton, 120312 - Expbded View
334
652
890
190
347
1052
799_
994i
346 _
1005 2_
455_ ....
332 _
58
78 _
10;
1095 VALVE GASKET SET
00, 000),,
65
25

ENGINE, 6,0 HP, Briggs and Stratton, 120312 - Parts List
Item Part # Description totem Part #
1 699510 Cytinder Assembty 306 693610
2 399269 Kit-Bushing/Seal (Magneto Side) 307 699483
3 299819 Seal-Oil (Magneto Side) 332 699359
5 699486 Head-Cylinder 333 695711
7 698210 Gasket-Cylinder Head 334 699477
11 692600 Tube-Breather 337 491055
12 699485 Gasket-Crankcase 346 690661
13 699482 Screw (Cylinder Head) 347 692599
15 691686 Plug-Oil Drain 356 695630
15A 691682 Plug-Oil Drain 356A 692602
16 699447 Crankshaft 358 699638
18 699596 Cover-Crankcase 364 695693
20 692550 Seal-Oil (PTO Side) 365 699484
21 281658 Cap-Oit Fill 415 693463
22 699488 Screw (Crankcase Cover) 425 699208
23 692987 Ftywheel 445 491588
24 222698 Key-Flywheel 455 692591
25 690021 Piston Assembiy (Standard) 456 692299
694168 Piston Assembty (.020" Oversize) 459 281595
26 499631 Ring Set (Standard) 505 691251
692786 Ring Set (.020" Oversize) 523 693618
27 691866 Lock-Piston Pin 524 281370
28 499423 Pin-Piston 552 692346
29 690124 Rod-Connecting 562 691112
30 692562 Dipper-Connecting Rod 564 699491
32 691664 Screw (Connecting Rod) 564A 699492
32A 695759 Screw {Conr_ecting Rod) 597 691696
33 499642 Valve-Exhaust 601 95162
34 499641 Vaivedntake 604 697326
35 691304 Spring-Valve (intake) 608 699394
36 691304 Spring-VaNe/Exhaust) 613 699209
37 699661 Guard-Flywheel 615 692576
40 692194 Retainer-Valve 616 692547
45 690977 Tappet-Valve 619 699230
46 693494 Camshaft 632 693408
51 692555 Gasket-Intake (2 Required) 633 693867
55 691422 Housing-Rewind Starter 633A 691321
58 693389 Rope-Starter 635 692076
59 805957 Grip-Insert 652 699755
60 691915 Grip-Starter Rope 663 699206
65 699228 Screw (Rewind Starter) 689 691855
78 699205 Screw (Flywheel Guard) 692 690572
95 691636 Screw (Throttle Valve) 718 690959
97 690024 Shaft-Throttle 741 692565
98 398185 Kit-Idle Speed 742 692564
104 691242 Pin-Float Hinge 746 692566
168 692567 Valve-Choke 799 699202
109 693628 Shaft-Choke 830 694544
117 691428 Jet-Main (Standard) 832 693583
118 695042 Jet-Main (High Altitude) 836 699632
121 696998 Kit-Carburetor Overhaul 836A 699203
122 693749 Spacer-Carburetor 842 691031
125 698810 Carburetor 847 693617
127 691739 Plug-Welch 851 493880
130 691203 Valve-Throttle 868 692044
133 398187 Float-Carburetor 883 691893
134 398188 Valve-Float Needle 890 790203
137 693981 Gasket-Float Bowl 914 699481
146 690979 Key-Timing 914A 692557
155 698214 Plate-Cylinder Head 914B 691686
161 699207 Base-Air Cteaner 957 694261
163 696024 Gasket-Air Cleaner 958 698180
186 692317 Connector-Hose 968 692584
187 691050 Line-Fuel (Cut to Required Length) 971 696370
187A 692601 Line-Fuel (Formed) 972 694260
188 699230 Screw (Control Bracket) 975 493640
190 699220 Screw (Fuet Tank) 977 696997
192 694543 Ball-Rocker Arm 993 694088
209 693206 Spring-Governor 994 399541
219 693578 Gear-Governor 1005 692592
220 691724 Washer (Governor Gear) 1022 691890
222 699590 Bracket-Control 1023 499924
227 692573 Lever-Governor Control 1026 693517
238 691300 Cap-Valve 1029 691230
276 271716 Washer-Sealing 1034 691343
281 699639 Paget-Control 1052 698674
286 698611 Module-Oil Sensor 1095 698215
287 699629 Screw (Oit Fitt Bracket) 1079 699202
300 693593 Muffier 1210 498144
364 699598 Housing-Blower 1211 498144
305 699480 Screw (Blower Housing) 1305 691149
Description
Shield-Cylinder
Screw (Cylinder Shield)
Nut (Flywheel)
Armature-Magneto
Screw (Magneto Armature)
Plug-Spark
Spark Arrestor
Switch-Rocker
Wire-Stop
Wire-Stop
Gasket Set-Engine
Terminal-Oil Plug
Screw (Carburetor)
Plug
Screw (Air Cleaner Cover)
Filter-A/C Cartridge
Cup-Flywheel
Plate-Pawt Friction
PawI-Ratchet
Nut (Governor Control Lever)
Dipstick
Seal-Dipstick Tube
Bushing-Governor Crank
Bolt (Governor Control Lever)
Screw (Control Cover)
Screw (Control Cover)
Screw (Pawl Friction Plate)
Clamp-Hose
Cover-Control
Starter-Rewind
Screw (Muffler)
Retainer-Governor Shaft
Crank-Governor
Screw (Cylinder Head Plate)
Spring/Link-Mechanical Governor
SeaFChoke/Throttle Shaft
SeaFChoke/Throttle Shaft
Boot-Spark Plug
Screw (Support Bracket)
Screw (Control Panel)
Spring-Friction
Spring-Detent
Pin-Locating
Gear-Timing
Ring-Retaining
Gearddler
Screw (Oil Sensor Module)
Stud-Rocker Arm
Guard-Muffler
Screw (Muffler Guard)
Screw (Muffler Guard)
SeaI-O Ring (Dipstick Tube)
Dipstick/Tube Assembly
Terminal-Spark Plug
Seal-Valve
Gasket-Exhaust
Bracket-Support
Screw (Rocker Cover) (Bottom)
Screw (Rocker Cover) (Top)
Screw (Rocker Cover) (Sides)
Cap-Fuel Tank
Valve-Fuel Shut-Off
Cover-Air Cleaner
Screw (Air Cleaner Base)
Tank-Fuel
Bowl-Float
Gasket Set-Carburetor
Gasket-Cylinder Head Plate
Arrester-Spark
Fan-Flywheel
Gasket-Rocker Cover
Cover-Rocker
Rod-Push
Arm-Rocker
Guide-Push Rod
Sensor_Oit Module
Gasket Set-Valve
Screw (Flywheel Fan)
Pulley/Spring Assembly (Pulley)
Pulley/Spring Assembly (Spring)
Screw (Oil Sensor)
26

27

Sears, Roebuckand Co., U.S.A. (Sears), the California Air Resources Board (CARB) and
the United States Environmenta_ Protection Agency (U.S.EPA)
Emission Contro_ System Warranty Statement
(Owner's Defect Warranty Rights and Obligations)
EMiSSiON CONTROL WARRANTY COVERAGE iS
APPLICABLE TO CERTIFIED ENGINES PURCHASED iN
CALIFORNIA iN 1995 AND THEREAFTER WHICH ARE
USED IN CALIFORNIA, AND TO CERTiFiED MODEL
YEAR 1997 AND LATER ENGINES WHICH ARE
PURCHASED AND USED ELSEWHERE IN THE UNITED
STATES (AND AFTER JANUARY 1, 2001 iN CANADA).
California and U.S. EPA Emission Control Warranty
Statement Your Warranty Rights and Obligations
The California Air Resources Board (CARB), U.S.EPA and
Sears are pleased to explain the Emission Control System
Warranty on your model year 2000 and later small off-road
engine (SORE). in California, new small off-road engines
must be designed, built and equipped to meet the State's
stringent anti-smog standards. Elsewhere in the United
States, new non-road, spark-ignition engines certified for
mode] year 1997 and later, must meet similar standards set
forth by the U.S.EPA. Sears must warrant the emission
control system on your engine for the periods of time listed
below, provided there has been no abuse, neglect, or
improper maintenance of your small off-road engine. 2.
Your emission control system may include parts such as the
carburetor or fuel-injection system, the ignition system, and
catalytic converter. Also included may be hoses, belts,
connectors and other emission related assemblies.
Where a warrantable condition exists, Sears will repair your
small off-road engine at no cost to you including diagnosis,
parts and labor. 3.
Sears Emission Controt Defects Warranty Coverage
The 1995 and later small off-road engines are warranted for
two years. If any emission-related part on your engine is
defective, the part will be repaired or replaced by Sears.
Owner's Warranty Responsibilities 4.
As the small off-road engine owner, you are responsible for
the performance of the required maintenance listed in this
owner's manual. Sears recommends that you retain al! your
receipts covering maintenance on your sma]! off-road
engine, but Sears cannot deny warranty solely for the lack of
receipts or for your failure to ensure the performance of al!
scheduled maintenance.
As the small off-road engine owner, you should however be
aware that Sears may deny you warranty coverage if your 5.
small off-road engine or a part has failed due to abuse,
neglect, improper maintenance or unapproved modifications.
You are responsible for presenting your small off-road
engine to an approved Sears Service Center as soon as a
problem exists. The warranty repairs should be completed in
a reasonable amount of time, not to exceed 30 days.
if you have any questions regarding your warranty rights and
responsibilities, you should contact a Sears Service
Representative at 1-800-469-4663.
Sears Emission Controt Defects Warranty Provisions
The following are specific provisions relative to your
Emission Control Defects Warranty Coverage.
1. Warranted Parts 6.
Coverage under this warranty extends only to the parts
listed below (the emission control systems parts) to the
extent these parts were present on the engine purchased.
In the USA and Canada, a 24-hour hotline, 1-800-469-4663, has a
maintenance information.
a. Fuel Metering System
Cold start enrichment system
Carburetor and internal parts
Fue! Pump
b. Air Induction System
Air cleaner
Intake manifold
c. Ignition System
Spark plug(s)
Magneto ignition system
d. Catalyst System
Catalytic converter
Exhaust manifold
Air injection system or pulse valve
e. Miscellaneous Items Used in Above Systems
Vacuum, temperature, position, time sensitive valves
and switches
Connectors and assemblies
Length of Coverage
Sears warrants to the initial owner and each subsequent
owner that the Warranted Parts shall be free from
defects in materials and workmanship which caused the
failure of the Warranted Parts for a period of two years
from the date the engine is delivered to a retail
purchaser.
No Charge
Repair or replacement of any Warranted Part will be
performed at no charge to the owner, including
diagnostic labor which leads to the determination that a
Warranted Part is defective, if the diagnostic work is
performed at an approved Sears Service Center.
Claims and Coverage Excmusions
Warranty claims shaw be flied in accordance with the
provisions of the Sears Warranty Policy. Warranty
coverage shall be excluded for failures of Warranted
Parts which are not origina! Sears parts or because of
abuse, neglect or improper maintenance as set forth in
the Sears Engine Warranty Policy. Sears is not liable to
cover failures of Warranted Parts caused by the use of
add-on, non-original, or modified parts.
Maintenance
Any Warranted Part which is not scheduled for
replacement as required maintenance or which is
scheduled only for regular inspection to the effect of
"repair or replace as necessary" shall be warranted as to
defects for the warranty period. Any Warranted Part
which is scheduled for replacement as required
maintenance shall be warranted as to defects only for
the period of time up to the first scheduled replacement
for that part. Any replacement part that is equivalent in
performance and durability may be used in the
performance of any maintenance or repairs. The owner
is responsible for the performance of all required
maintenance, as defined in this owner's manual.
Consequential Coverage
Coverage hereunder shall extend to the failure of any
engine components caused by the failure of any
Warranty Part still under warranty.
menu of pre-recorded messages offering you product
28

Emissions Durability Period and Air index
Information On Your Engine Emissions Labe_
Engines that are certified to meet the California Air
Resources Board (CARB) Tier 2 Emission Standards must
display information regarding the Emissions Durability Period
and Air Index. The engine manufacturer makes this
information available to the consumer on emission labels.
The Emissions Durability Period describes the number of
hours of actual running time for which the engine is certified
to be emissions compliant, assuming proper maintenance in
accordance with the Operating & Maintenance Instructions.
The following categories are used:
Moderate: Engine is certified to be emission compliant for
125 hours of actual engine running time.
Intermediate: Engine is certified to be emission compliant
for 250 hours of actual engine running time.
Extended: Engine is certified to be emission compliant for
500 hours of actual engine running time.
For example, a typical walkobehind lawn mower is used
20 to 25 hours per year. Therefore, the Emissions
Durability Period of an engine with an intermediate rating
would equate to 10 to 12 years.
The Air hdex is a calculated number describing the relative
level of emissions for a specific engine family. The lower the
Air Index, the cleaner the engine. This information is
displayed in graphical form on the emissions label.
Emissions Compliance Period On Engine
Emissions Compliance Label
After July 1,2000 certain Sears engines will be certified to
meet the United States Environmental Protection Agency
(USEPA) Phase 2 emission standards. For phase 2 certified
engines, the Emissions Compliance Period referred to on
the Emissions Compliance label indicates the number of
operating hours for which the engine has been shown to
meet Federal emission requirements. For engines less than
225 cc displacement, Category C = 125 hours, B = 250
hours and A = 500 hours. For engines of 225 cc or more,
Category C = 250 hours, B = 500 hours and A = 1000 hours.
This engine has an intermediate rating with and Air Index of
2. The EPA Emissions compliance period is Category B. The
diplacement of this engine is 206 cc.
Below is a generic representation of the emission label
typically found on a certified engine.
FAMmLY:XX×XXo×X×XXX XXX×XX
29

GARANTIA ........................................................... 30
REGLAS DE SEGURIDAD ............................. 31-32
CONOZCA SU GENERADOR ............................... 33
MONTAJE ....................................................... 34-35
FUNCIONAMENTO ........................................ 36-39
ESPECIFICACIONES ........................................... 40
MANTENIMIENTO .......................................... 41-43
ALMACENAMENTO ............................................ 44
REPARACION DE AVERIAS ............................... 45
GARANTIA DEL SISTEMA DE CONTROL
DE EMISIONES .............................................. 46-47
COMO ORDENAR PARTES ........ ULTIMA PAGINA
GARANTIA LIMITADA GENERADORES CRAFTSMAN
SEARS le garantiza al comprador original que el alternador y e! motor de su generador port&til estar& libre de defectos en
materiales y mano de obra en los componentes y pot el periodo de tiempo establecido a continuaci6n a partir de la fecha
de compra original. Esta garanfia no es transferible.
CLIENTE* COMERCIAL*
AIternador 2 Athos(segundo ado despide s6!o) 1 AtSo
Motor 2 A_os(segundo atSo despide solo) 1 A_o
* NOTA: Para prop6sitos de esta garantia el t_rmino "Uso del Cliente" representa emuso dom_stico residencial y de
emergencia pot parte de[ comprador original sin inc[uir ap[icaciones donde la unidad sea usada como fuente de
potencia principal El t_rmino "Uso Comerciar' representa todos mos otros usos, incluyendo alquHer, construcci6n,
comercial y para prop6sitos lucrativos. Una vez el generador haya tenido uso comercial, _ste ser_ considerado
como un generador para uso comercial para los fines de esta garantia.
Durante dicho periodo de garantia, SEARS reparara o reemplazara, a su discreci6n, cualquier parte que haya sido
encontrada defectuosa, en examen previo realizado por SEARS, bajo uso y servicio normal**. Las baterias de arranque y
los elementos perecederos como bujias y filtros de aire, que se desgastan con el uso normal, no estan garantizados por
SEARS. Todos los costos de transporte bajo garant{a, incluyendo el env{o a la fabrica, de ser necesario, seran
responsabilidad del comprador y deberan ser pagados por anticipado. Esta garantia no cubre el mantenimiento y servicio
normal y no se aplica a generadores, altemadores, motores o partes que hayan sido sujetos a instalaciones o
modificaciones incorrectas o no autorizadas, mal uso, negligencia, accidente, sobrecarga, exceso de velocidad,
mantenimiento, reparacion o almacenamiento incorrecto que, a juicio de SEARS, afecte negativamente su funcionamiento y
confiabilidad.
** DESGASTE NOR[VIAL: Como con todos los dispositivos mec_nicos, mos motores necesitan el servicio y
reemplazo peri6dico de las partes para funcionar en buenas condiciones. Esta garantia no cubre reparaciones
cuando emuso normal haya sobrepasado ta vida QtH de una parte o motor.
NO EXISTEN OTRAS GARANTIAS EXPRESAS. SEARS POR MEDIO DE LA PRESENTE DESCONOCE TODAS LAS
GARANTiAS IMPLICiTAS, INCLUYENDO, SIN LIMITARSE, A AQUELLAS DE COMERCIALIZAC!ON Y ADAPTACION
PARA UN PROPOSITO PARTICULAR AL EXTREMO PERMITJDO POR LA LEY. LA DURACJON DE CUALQUIER
GARANTJA IMPLICITA QUE NO PUEDA SER DESCONOCIDA, ESTA LIMITADA AL PERJODO DE TIEMPO
ESPECIFICADO EN LA GARANTIA EXPRESA. LA RESPONSABtLIDAD LEGAL ES EXCLUIDA POR DAIqOS
CONSECUENCJALES, tNCiDENTALES O ESPECIALES BAJO CUALQUJERA DE LAS GARANTiAS.
Algunos estados no permiten limitaciones en la duraci6n de las garantias implicitas, o la exclusi6n o limitaci6n de da_os
incidentales o consecuenciales, por tanto las limitaciones o exclusiones anteriormente mencionadas podrian no aplicarse
a usted. Esta garantia le otorga derechos legales especificos; usted podria tener otros derechos, los cuales cambian de
estado a estado.
Para servicio, visite su centro de servicio de garantia autorizado SEARS mas cercano. El servicio de garantia puede ser
Ilevado a cabo Onicamente por un centro de servicio autorizado SEARS. Esta garantia no se podr& aplicar para servicio en
otros centros de servicio. Evidencia de la fecha de compra original deber& ser presentada en el momento de solicitar el
servicio de garantia.
SEARS, ROEBUCK AND CO., Department 817WA, Boffman Estates, IL 60179
3O

Este es el simbo[o de aIerta de seguridad. Es usado para indicarle situaciones con peligros potenciales de
lesion para el personal. Siga las instrucciones de todos los mensajes de seguridad que aparecen despues de
este simbo[o para evitar posib[es lesiones o muerte.
Lisez avec soin ce manuel et familiarisezovous
avec votre g_n_rateur. Connaissez ses
appJications, ses limitations et les dangers qu°H
imp[ique.
El simbo[o de a]erta de seguridad (_) es usado con una
palabra (PELIGRO, ADVERTENCIA, PRECAUCION), un
mensaje por escrito o una ilustraci6n, para alertarlo acerca
de cualquier situaci6n de peligro que pueda existir.
PELIGRO indica un riesgo el cual, si no se evita, causar4 la
muerte o una herida grave. ADVERTENCJA indica un riesgo
el cual, si no se evita, puede causar la muerte o una herida
grave. PREGAUGI6N indica un riesgo, e! cual, si no se
evita, puede causar heridas menores o moderadas.
PRECAUOION, cuando se usa sin el simbolo de alerta,
indica una situaci6n que podr[a resultar en el dado del
equipo. Siga los mensajes de seguridad para evitar o reducir
los riesgos de heridas e inclusive la muerte.
E[ escape de[ motor de este producto contiene
elementos qu[micos reconocidos en el Estado de
California pot producir c&ncer, defectos de nacimiento
u otros daffos de tipo reproductivo.
ADVERTENCIA
• Este generador no cumpte la norma 33CFR-183 del cuerpo de
guardacostas de EE.UU. y no debe utilizarse en aplicaciones
marinas.
• El uso de un generador no homologado por cuerpo de guardacostas
de EE.UU. puede provocar lesiones y da_os materiales.
Simbolos de Peligro y Significados
Electrocutamiento Descarga Electrica Descarga Electrica
Explosion Fuego
Gases Toxicos Superficie Caliente
PEUGRO
Opere et generador SOLAMENTE al aire libre.
Mantenga al menos 2 pies de espacio tibre alrededor del
generador, para ta adecuada ventilaci6n.
NO opere et generador dentro de un edificio o lugar cerrado,
incluyendo et compartimiento del generador en un vehicuto
recreativo o RV.
PEUGRO
Cuando use un generador como poder de energia auxiliar, notifique
a la compaffia de utitidades. Use el equipo de transferencia
aprobado para aislar el generador de otra utilidad el6ctrica.
Use un interruptor para ta falla del circuito de tierra (GFC!) en
cualquier area bastante hOmeda o que sea attamente conductiva,
tales como terrazas de metal o trabajo hecho con acero.
NO toque los alambres pelados o receptaculos.
NO use un generador con cables electricos que est6n
malgastados, rotos, pelados o daffados de cualquier forma.
NO opere et generador bajo ta tluvia.
NO maneje el generador o cables et6ctricos mientras est(_ parado
en agua, descalzo o cuando las manos y los pies est6n mojados.
NO permita que personas descalificadas o nWtos operen o
sirvan al generador.
CUANDO AJUSTE O HAGA REiPARACIONES A SU
GENERADOR
• Siempre desconecte et atambre de ta bujia y col6quelo donde
no pueda entrar en contacto con la bujia.
CUANDO PRUEBE LA BUJiA DEL MOTOR
Utitice un comprobador de bujias homotogado.
NO comprueba la chispa sin la buj[a instalada.
31

 ADVERTENCIA
CUANDO ANADA COMBUSTIBLE O VACiE EL
DEP6SJTO
Apague el generador (posici6n OFF) y dqeto enfriar al menos
por 2 minutos antes de remover la tapa de ta combustible.
Afloje la tapa lentamente para dejar que la presi6n salga del
tanque.
Uene o vade el dep6sito de combustible a la intemperie.
NO ttene demasiado el tanque. Permita at menos espacio para
la expansi6n del combustible.
Mantenga la combustible atejada de chispas, llamas abiertas,
pilotos, calory otras fuentes de ignici6n.
NO encienda un cigarritto o fume.
CUANDO PONGA EN FUNCIONAMtENTO EL EQUIPO
Compruebe que ta bujia, et sitenciador, et tap6n del dep6sito de
combustible y el filtro de aire estan instalados.
NO arranque el motor sin ta bujia instalada.
Si se ha derramado combustible, espere a que se evapore
antes de arrancar el motor.
CUANDO OPERE EL EQUIPO
NO incline el motor o ei equipo, de tat manera que la
combustible se pueda derramar.
Este generador no es apto para el uso en equipos m6viles ni en
aplicaciones marinas.
CUANDO TRANSPORTE O REPARE EL EQUIPO
Transporte o repare el equipo con et tanque de combustible
vacio, o con la vatvula para apagar el combustible, apagada
(posici6n OFF).
Desconecte el cable de ta bujia.
CUANDO ALMACENE O GUARDE EL EQUIPO CON
COMBUSTIBLE EN EL TANQUE
Almacene atejado de calderas, estufas, calentadores de agua,
secadoras de ropa u otros aparatos etectrodom6sticos que
posean pitotos u otras fuentes de ignici6n, porque eltos pueden
encender los vapores de la combustible.
ADVERTENCJA
NO toque tas superficies calientes.
Permita que et equipo se enfde antes de tocarlo.
En e! estado de California es obligatorio, segOn la ley, el
uso de apagachispas (Secci6n 4442 del C6digo de
Recursos POblicos de California). Otros estados pueden
tenet leyes similares. Las leyes federales se aplican en
tierras federales. Si equipa el silenciador con un
apagachispas, este debera ser mantenido en buenas
condiciones de trabajo. Usted puede ordenar el
apagachispas a traves de su distribuidor de servicio
autorizado Sears.
PRECAUCION
NO cambie ninguna vetocidad determinada. El generador
suministra una frecuencia y un voltaje calificado cuando
funciona a una velocidad determinada.
NO modifique al generador en ninguna forma.
Vea "No sobrecargue generador" en ta pagina 39.
Encienda su generador y deje que et motor se estabitice antes
de conectar las cargas et6ctricas.
Conecte tas cargas el6ctricas en ta posici6n de apagado (OFF),
tuego encienda (ON) para su operaci6n.
Apague (OFF) tas cargas el6ctricas y desconectelas dei
generador antes de parar et generador.
Use el generador solamente con ta finalidad para el cual rue
dise_ado.
Si usted tiene alguna pregunta acerca de las finalidades de uso
det generador, pregOntete a su concesionario o contacte a
Sears.
Opere et generador solamente en superficies nivetadas.
NO exponga aJ generador a una humedad excesiva, polvo,
suciedad o vapores corrosivos.
NO inserte cuatquier objeto a trav6s de las ranuras de
enfriamiento.
Si los aparatos conectados se sobrecalientan, apaguelos y
desconectetos det generador.
Apague el generador si:
-Se pierde ta salida el6ctdca;
-El equipo produce chispas, humo o emite llamas;
-La unidad vibra de una manera excesiva.
32

CONOZCA SU GENERADOR
Lea este manual del propietario ylas reglas de seguridad antes de operar su generador.
Compare las Hustraciones con su generador pare famHiadzarse con la ubicaci6n de los diferentes controles y
ajustes. Conserve este manual pare referencias futuras.
Tanque de Combustible
\.
Tapa del Deposito
del Aceite
Interruptor de Arranque de
Marcha/Parado Retroceso
Paranca del
Cebador
Depurador
de Aire
Tomacorrientes de 120 Voltios
AC, 15 Amperios Cortacircuitos
Arranque de Retroceso o Usado para arrancar el motor.
Cortacircuitos - Cada tomacorriente posee un cortacircuito
para proteger el generador contra sobrecargas electricas.
Los cortacircuitos son de] tipo 'oprimir para reposicionarL
Depurador de Aire o Filtra e! aire de entrada a medida que
penetra en e! motor.
Interruptor Balanc[n oDebera estar en [a posicion "On"
(En) para darle arranque al motor. Co!6quelo en la posici6n
"Off" (Apagado) para detener un motor en funcionamiento.
Pamanca de[ Cebador o Usada cuando se esta dando
arranque a un motor fr{o.
Tuerca Mariposa de
Conexion A Tierra
Tapa del Dep6sito del Aceite =Llene el motor con aceite
aquL Vea la p&gina 34 para las recomendaciones del aceite.
Tanque de Combustible - El tanque tiene una capacidad
de 1 gal6n americano de gasolina sin contenido de plomo.
Tornacorrientes de 120 Voltios AC, 15 Amperios -
Pueden ser utilizados para suministrar alimentaci6n electrica
para el funcionamiento de cargas de] motor y herramientas,
aparatos especiales e iluminaci6n electrica de 120 Voltios a
15 Amperios AC, monofasica de 60 Hz.
Tuerca Mariposa de Conexion A Tierra o Si requiri6,
consulte con un electricista cualificado, un inspector electrico
oel organismo competente.
33

PARA RETIRAR EL GENERADOR
DE LA CAJA
Abra con cuidado las tapas superiores de la caja de
envio.
Corte dos esquinas en el extremo de la caja de la parte
superior a la inferior, de manera que pueda doblar el
panel hacia abajo en forma plana, despues retire todo el
material de protecci6n.
Retire el generador y su contenido de la caja de envio.
CONTENtDO DE LA CAJA
Revise todo e! contenido comparando!o con la lista a
continuacion:
Unidad Principal
Aceite de! Motor
Manual del Propietario
Si cualquier parte falta o esta da_ada, Ilame a la Linea de
Ayuda del Generador al 1o800o222o3136.
ANTES DE DARLE ARRANQUE AL
* El uso de aceites multigrado (5W-30, 10W-30, etc.) en
temperaturas mayores a los 40°F (4°C) ocasionara un
consumo de aceite mayor al normal. Cuando utilice un
aceite multigrado, revise con mayor frecuencia el nivel de
aceite del motor.
** Si utiliza aceite SAE 30 en temperaturas inferiores a los
40°F (4°C), ocasionara que el arranque sea mas dificil e
incluso que se desbiele el motor debido a su inadecuada
lubricaci6n interna.
2. SitOe e! generador en una superficie plana y limpie la
zona de alrededor del tapon de !lenado de aceite.
3. Quite la varilla de nivel de aceite y limpiela con un trapo
limpio. Vuelva a colocarla y ajOstela en su posici6n.
S&quela de nuevo y compruebe el hive! de aceite.
4. Vierta lentamente aceite en la abertura de Ilenado.
Haga pausas para permitir que e! aceite se deposite.
Llene hasta la marca "Full" (lleno) de la varilla de nivel.
NO AI_ADA ACEITE EN EXCESO. Saque la varilla y
compruebe el nivel de aceite.
Agregue Aceite de Motor
mMPORTANTE: Cualquier intento de hacer girar o arrancar
el motor antes de que se haya depositado el aceite
recomendado puede resultar en fa!la del motor.
NOTA: Cuando agregue aceite al compartimiento del motor,
utilice Onicamente aceite detergente de alta calidad, designado
con la clasificaci6n API de servicio SF, SG, SH, SJ o superior,
clasificado con el peso SAE 30. NO use aditivos especiales.
1. Seleccione una viscosidad de acuerdo a la tabla
siguiente:
Temperaturas de Uso Esperadas
NOTA: Usted no puede necesitar utilizar todo el aceite
suministrado.
5. Vuelva a co!ocarla y ajOstela en su posici6n.
NOTA: Revise e! aceite frecuentemente durante e!
despegue del motor.
34

Agregue Gasomina
ADVERTENCiA
CUANDO ANADA COMBUSTIBLE
Apague et generador (posici6n OFF) y d6jelo enfriar al menos por
2 minutos antes de remover ta tapa de ta combustible. Aftoje ta
tapa lentamente para dejar que la presi6n salga del tanque.
Ltene el dep6sito de combustible a la intemperie.
NO ltene demasiado et tanque. Permita at menos espacio para
la expansion det combustible.
Mantenga la combustible atejada de chispas, llamas abiertas,
pilotos, calory otras fuentes de ignici6n.
NO encienda un cigarritto o fume.
NOTA: Este motor esta certificado para funcionar con
gasolina. Sistema de control de emisiones de gases de
escape: EM (Modificaciones del motor).
1. Utilice gasolina normal sin plomo, limpia y nueva con un
minimo de 85 octanos. NO utilice combustible que
contenga metano! ni mezcle aceite con combustible.
2. Limpie el area alrededor de la tapa de Ilenado del
combustible, retire la tapa.
3. Agregue lentamente gasolina regular "SIN PLOMO" al
tanque de combustible. Use un embudo para evitar que
se derrame. Uene el tanque lentamente hasta
aproximadamente 1.5" por debajo de la parte la cima
del cuello del tuba de Ilenado.
4. Instale la tapa del tanque de combustible y limpie la
gasolina que se haya derramado.
jPRECAUCION! Los combustibles con mezcla de alcohol
(gasoho!, etanol o metanol) pueden atraer la humedad y
provocar la separaci6n y formaci6n de acidos durante el
almacenamiento. Los gases acidos pueden dalhar el circuito
de combustible y e! motor durante e! almacenamiento.
Para evitar este tipo de problemas, vacie e! circuito de
combustible cuando vaya a almacenar la unidad durante
30 dias o mas: Vacie el dep6sito de combustible, arranque e!
motor y dejelo funcionar hasta que los conductos de
combustible y el carburador queden vacios. Utilice combustible
nuevo la pr6xima temporada. Para obtener mas informaci6n a!
respecto, consulte "Almacenamiento" en la pagina 44.
NUNCA utilice productos limpiadores para motores o
carburadores en el dep6sito de combustible, ya que podrian
provocar da6os permanentes.
35

COMO USAR SU GENERADOR
SI TENE PROBLEMAS operando su generador despues de
leer el manual, por favor Ilame a la linea de ayuda para
generadores al 1_800o222o3136.
Tierra del Sisterna
El generador dispone de una conexion a tierra del sistema
que conecta los componentes del bastidor a los terminales
de tierra de los enchufes hembra de salida de CA. La tierra
del sistema esta conectada al cable de CA neutro que, a su
vez, esta conectado al bastidor del generador.
Requisitos Especiales
Es posible que haya normas u ordenanzas locales y
nacionales en materia de seguridad e higiene en e! trabajo
aplicables al uso del generador. Consulte con un electricista
cualificado, un inspector electrico o e! organismo competente.
En algunas zonas, es obligatorio registrar los
generadores en las compaSias electricas locales.
Si el generador se utiliza en una obra, puede set
necesario cumplir normas y requisitos adicionales.
Conexi6n al Sisterna El_ctrico de un
Edificio
Las conexiones a efectos de alimentaci6n de reserva al
sistema electrico de un edificio deben ser realizadas por un
electricista cualificado. La conexion debe aislar la alimentaci6n
del generador de la alimentaci6n de la red pOblica y debe
cumplir todas las leyes y normas electricas vigentes.
PELIGRO
Cuando use un generador como poder de energia auxiliar, notifique
a ta compa_ia de utilidades. Use et equipo de transferencia
aprobado para aistar et generador de otra utilidad et6ctrica.
Use un interruptor para la falla del circuito de tierra (GFCt) en
cualquier area bastante hOmeda o que sea altamente conductiva,
tales como terrazas de metal o trabajo hecho con acero.
NO toque los alambres pelados o receptacutos.
NO use un generador con cables etectricos que esten
malgastados, rotos, petados o da_ados de cuatquier forma.
NO opere el generador bajo la Ituvia.
NO maneje el generador o cables electricos mientras est6 parado
en agua, descatzo o cuando las manos y los pies esten mojados.
NO permita que personas descalificadas o niSos operen o
sirvan al generador.
Encienda e_ Motor
PREOAUCtON
Vea "No sobrecargue generador" en ta pagina 3g.
Encienda su generador y deje que el motor se estabitice antes
de conectar las cargas el6ctricas.
Conecte las cargas el_ctricas en la posici6n de apagado (OFF),
tuego encienda (ON) para su operaci6n.
Apague (OFF) tas cargas el6ctricas y desconectelas del
generador antes de parar el generador.
Desconecte todas las cargas electricas dei generador. Use
las siguientes instrucciones para encender, paso por paso,
en orden numerico.
1. AsegOrese de que la unidad est& en una superficie
plana.
IMPORTANTE: Si la unidad no se arranca y utiliza en una
superficie plana, se pueden producir problemas de arranque
y de parada durante el funcionamiento.
2. Gire la valvula del combustible a la posici6n "On". El
asidero de la valvula del combustible debe ser vertical
(seSalar hacia e! suelo) para el combustible para fluir.
Valvula del Combustible
,. en posici6n "On"
3. Coloque la palanca de choke en la posici6n "Choke".
._J
4. Coloque el interruptor balancin a la posici6n "On",
Interruptor Balancin
en posici6n 'On"
5. Agarre la manilla de retroceso y hale lentamente hasta
que puede sentir un poco de resistencia. Luego hale
rapidamente para encender el motor.
IMPORTANTE: Si el motor se desborda, coloque la palanca
estranguladora en la posicion "Run" e intente arrancar!o
hasta conseguirlo.
6. Mueva la palanca de choke a la posici6n "Run" una
distancia corta a la vez por algunos segundos en un
clima calido, o algunos minutos en un clima frio. Deje
que ei motor corra suavemente antes de cada cambio.
Opere con el choke en la posici6n "Run".
NOTA: Si el motor arranca despues de tirar tres veces del
arrancador pero no sigue funcionando, o si la unidad se
para en funcionamiento, asegOrese de que la unidad esta en
una superficie plana y compruebe que el nivel de aceite del
cigOeBal es correcto. La unidad puede equiparse con un
dispositivo de protecci6n de bajo nive! de aceite.
36

Detener e_ Motor
1. Desconecte todas las cargas electricas de la unidad.
NUNCA arranque o detenga el motor con dispositivos
electricos conectados a el y encendidos.
2. Permita que el motor funcione sin carga durante dos
minutos para estabilizar las temperaturas internas de la
unidad.
3. Mueva e! interruptor del motor a la posici6n 'Off" (Apagado).
4. Gire la valvula a la posicion 'Off" (Apagado).
•NO cotoque la palanca estranguladora en la posici6n "Choke"
para parar el motor.
Conexion de Cargas Elecricas
Deje que el motor se estabilice y se caliente por unos
minutos despues del arranque.
Enchufe y encienda las cargas electricas AC de
120 Voltios, monofasicas de 60 Hertzios deseadas.
NO conecte cargas de 240 Voltios a los tomacorrientes
de 120 Voltios.
NO conecte cargas trifasicas a los tomacorrientes.
NO conecte cargas de 50 Hertzios al generador.
NO SOBRECARGUE GENERADOR. Vea 'No
Sobrecargue Generadof" en la p&gina 39.
JUEGOS DE CORDONES Y
ENCHUFES CONECTORES
Use L_nicamente cordones de extensi6n de alta calidad y
bien aislados con los tomacorrientes electricos dobles de
120 Voltios de! generador.
Revise las capacidades de todos las cordones de extension
antes de usarlos. Los juegos de cordones de extension
utilizados deberan tener una capacidad de 125 Voltios AC a
20 Amperios o mayor para la mayoria de los dispositivos
electricos. Sin embargo, algunos dispositivos podrian no
requerir este tipo de cordon de extensi6n. Revise e! manual
del propietario de esos dispositivos para ver las
recomendaciones de! fabricante.
Mantenga los cordones de extension Io mas corto posible,
preferiblemente menos de 15 pies de largo para evitar la
caida de voltaje y posible recalentamiento de los alambres.
NUNCA intente suministrar corriente a un dispositivo de
amperaje superior al que puede suministrar el generador o el
enchufe hembra.
NO sobrecargue el generador. Consulte el apartado "No
Sobrecargue Generado¢'.
120 Volt AC, 15 Amp, Recept_cu_os
Dob_es
Cada recept&culo esta protegido en contra de sobrecargas
por un corto-circuitos de, de! tipo "empuje para reposicionar".
Use cada receptacu!o para operar 120 Voltios AC, de fase
sencilla, de cargas de 6OHz que requieren hasta
1,800 vatios (1.8 kW) a cordentes de 15 Amps. Use los
juegos de cables que son calificados para cargas de
125 Voltios AC, a 15 Amps (o mayores).
37

FUNCtONAM ENTO EN CLIMA FRiO
En ciertas condiciones climaticas (temperaturas inferiores a
4 ° C [400 F] combinadas con un alto nivel de humedad), su
generador Craftsman puede experimentar formaci6n de hie!o
en e! carburador o el sistema de ventilaci6n del carter, Para
reducir este problema, es necesario realizar Io siguiente:
1. AsegOrese de que el generador tenga combustible
nuevo y limpio,
2. Abra la valvula de combustible (gire la valvula a la
posici6n de abierto),
3. Utilice aceite 5Wo30 SAE (se prefiere sintetico, vease la
pagina 34),
4. Verifique el nivel de aceite diariamente o despu6s de
cada ocho (8) horas de funcionamiento,
5. Cambie el aceite despues de cada 24 horas de
funcionamiento.
6. Proteja la unidad de la intemperie.
En caso de emergencia, utilice la caja de carton de!
embalaje original como una protecci6n temporal.
7. Corte las tapas de la caja.
8. Corte uno de los lados largos de la caja para dejar
expuesto e! lado del silenciador de la unidad como se
muestra. AsegOrese de que haya una separaci6n
minima de 60 cm (2 pies) entre el lado abierto de la
caja y el objeto mas cercano,
Lado del silenciador expuesto, Su unidad puede tener una
apariencia diferente de como se muestra mas arriba.
9. Corte las ranuras adecuadas para tener acceso a los
tomacorrientes de la unidad,
10, Arranque la unidad y despu6s co!oque la caja de cart6n
encima.
NOTA: Retire la caja cuando la temperatura sea superior a
4 ° C [40 ° F]_
Para una protecci6n mas permanente, construya una
estructura que rodee los tres lados y la parte superior del
generador.
7. AsegOrese de que quede expuesto el lado completo de!
silenciador del generador, como se muestra,
8. AsegOrese de que haya una separaci6n minima de
60 cm (2 pies) entre e! lado abierto de la estructura y el
objeto mas cercano,
9. El extremo expuesto debe estar situado en direcci6n
contraria al viento y los elementos.
10. La estructura debera conservar suficiente calor de!
generador a fin de evitar problemas de formaci6n de hie!o.
11, Arranque e! motor y mant6ngalo en marcha en
exteriores,
12, NO arranque ni mantenga el motor en marcha en un
area cerrada, aun cuando esten abiertas puertas y
ventanas.
13, El generador no debe quedar mas encerrado de Io que
se muestra,
14, Retire la protecci6n cuando la temperatura sea superior
a 4 ° C [40 ° F].
15, Apague el motor y d6jelo enfdar durante dos (2)
minutos antes de volver a abastecer de combustible.
PELIGRO
Opere et generador SOLAMENTE al aire libre.
Mantenga al menos 2 pies de espacio tibre alrededor del
generador, para ta adecuada ventilaci6n.
NO opere et generador dentro de un edificio o lugar cerrado,
incluyendo el compartimiento del generador en un vehicuto
recreativo o RV.
Retire la protecci6n cuando ta temperatura sea superior a 4° C
[40 ° F].
38

NO SOBRECARGUE GENERADOR
Capacidad
Usted debe asegurarse que su generador puede proveer el
suficiente vataje calificado (cuando este funcionando) y de
carga (al encender) para los aparatos a los cuales va a
proveer la energia, al mismo tiempo. Siga estos pasos:
1. Seleccione los aparatos que recibir&n la energia, al
mismo tiempo.
2. Totalice los vatios calificados (cuando este
funcionando) de estos aparatos. Esta es la cantidad de
energia que su generador debe producir para mantener
eso aparatos funcionando adecuadamente.
3. Calcule la cantidad de vatios de carga (al encender)
que usted necesitara. El vataje de carga es la cantidad
minima de electricidad, necesaria para encender
herramientas o aparatos con motores electricos, tales
como, sierras circulares o refrigeradores, Debido a que
no todos los motores se encienden al mismo momento,
e! vataje total de carga se puede estimar al affadir
solamente el(los) aparato(s) con e! vataje adicional mas
alto, al total del vataje calificado, obtenido en el paso 2.
Ejemplo:
Herramienta o
Aparato EI6ctrieo
Aire Acondicionado
de Ventana
Refriqerador
Congelador
industrial
TelevisiOn
Luz (75 Vatios)
Vatios Catificados
(cuando este
funcionando)
1200
8OO
5OO
5OO
75
Total = 3075
Vatios para
funcionar
Vatios Adicionates
de Carga (al
encender)
1800
1600
5OO
1800 (Vatios de
Carga mas alto)
Vataje Total Calificado (cuando este funcionando) = 3075
Vataje de Carga Adiciona! mas alto = 1800
Salida Total Requerida de! Generador = 4875
Control de [a Energia
Para prolongar la vida de su generador y los aparatos que
esten conectados al mismo, es muy importante cuidarlo
cuando se le affaden cargas electricas. Nada deberia estar
conectado a los tomacorrientes de! generador antes de que
su motor sea encendido. La forma correcta y mas segura
para controlar la energia del generador, es la de affadir en
secuencias las cargas, como se describe a continuaci6n:
1. Sin tener nada conectado al generador, encienda el
motor de la manera descrita en este manual.
2. Conecte y encienda la primera carga, preferiblemente la
mayor que usted tenga.
3. Permita que la salida del generador se estabilice (el
motor funciona suavemente y el aparato conectado al
mismo trabaja adecuadamente).
4. Conecte y encienda la proxima carga.
5. De nuevo, permita que el generador se estabilice.
6. Repita los pasos 4 y 5 para cada carga adicional que
usted tenga.
NUNCA affada mas cargas sobre la capacidad del
generador. Tome una atenci6n especial en considerar las
cargas de corriente segOn la capacidad del generador, como
se describe arriba.
Herramienta o Aparato Electrico
Esenciales
Bombitta - 75 vatios
Congelador industrial
Bomba de aguas negras
Refrigerador /congelador - 18 pies
cObicos
Bomba de agua - 1/3 HP
Ca[efacci6n /enfriamiento
Aire Acond. de ventana - 10.000
BTU
Ventflador de ventana
Calefactor de caldera - 1/2 HP
Cocina
Homo de microondas -1.000
Vatios
Cafetera
Cocina eiectrica - Elemento simple
Calientaplatos
Habitation Familiar
Tocader de DVD/CD
VCR
Receptor est6reo
Televisor a color - 27 pulg.
Computadora personal con monitor
de 17 putg.
Otros
Sistema de seguridad
Radio-Relo i AM/FM
Abridor de garaje - 1/2 HP
Calentador el6ctrico de agua - 40
galones
Talier
Luz de hat6geno para trabajar
Rociador sin aire - 1/3 HP
Sierra intercambiabte
Tatadro el6ctrice - 1/2 HP
Sierra circular - 7 _Aputg.
Sierra ingtete- 10 pulg.
Mesa de ptanificaci6n - 6 pulg.
Sierra de mesa /sierra de brazo
radial- 10 pulg.
Compresor de aire - 1-1/2 HP HP =
Caballo de fuerza.
Vatios Vatios
Calificados* Adicionales
(suando de Carga
est6
funcionand (at
encender)
75
500 500
800 1200
800 1600
1000 2000
1200 1800
300 600
800 1300
1000
1500
1500
2500
100
100
45O
5OO
8OO
180
3O0
480 520
4000
1000
600 1200
960 960
1000 1000
1500 1500
1800 1800
1800 1800
2000 2000
2500 2500
*El vataje que aparece en la lista es solamente una cantidad
aproximada. Verifique la herramienta o aparato electrico
para obtener ei vataje verdadero.
39

INFORMACION Tg:CNICA SOBRE EL
MOTOR
El motor es de uno cilindros, de valvulas en cabeza (OHV),
refrigerado por aire y de baja emisi6n.
En e! Estado de California, los motores de la serie 120000
han obtenido la certificacion del California Air Resources
Board (Consejo de recursos de aire de California) de
cumplimiento de la normativa sobre emisiones durante
125 horas. Esta certificaci6n no supone para el comprador,
el propietario o el usuario ninguna garanfia adicional en Io
relativo al rendimiento y a la vida Oti! del motor. Las
garantias del motor ata_en exclusivamente al producto y a
las emisiones que se declaran en este manual.
Potencia Nominal
Los valores de potencia nominal de un mode!o de motor se
establecen en primer lugar con el c6digo J1940
(Procedimiento de valoraci6n de potencia y par de
pequet'ios motores, Revision 2002-05) de la SAE (Society of
Automotive Engineers, Sociedad de ingenieros de
automocion). Dada la amplia variedad de productos que
utilizan nuestros motores y la multitud de factores
ambientales que pueden afectar a su funcionamiento, el
motor que ha adquiddo puede no Ilegar a desarrollar su
potencia nominal cuando se utilice con un aparato mecanico
(potencia real "in situ"). Esta diferencia se debe, entre otros,
a los siguientes factores: diferencias de altitud, temperatura,
presion barometrica, humedad, combustible, lubricaci6n del
motor, velocidad maxima controlada de! motor, variaciones
entre distintos motores del mismo modelo, disefio del equipo
mecanico utilizado, manera de hacer funcionar el motor,
rodaje de! motor para reducir la friccion y limpiar las
camaras de combusti6n, ajustes de las valvulas y el
carburador, etc. Los valores de potencia nominal tambien se
puede ajustar en funcion de las comparaciones con otros
motores similares utilizados en aplicaciones similares, pot Io
que no coincidira necesariamente con los valores que se
obtienen al aplicar los codigos mencionados.
ESPECIFICACtONES DEL
PRODUCTO
Especificaciones del Generador
Potencia M&xima ................. 3,000 vatios (3.0 kW)
Potencia de Sobretension .......... 4,400 Vatios (4.4 kW)
Voltaje Nominal AC ....................... 120 Voltios
Corriente Maxima a 120 Voltios ........... 25.0 Amperios
Frecuencia Nominal .................. 60Hz a 3600 rpm
Fase ................................... Monofasica
Peso que Embarca ........................... 94 Ibs.
Especificaciones del Motor
Caballos de Fuerza ...................... 6 a 3600 rpm
Diametro de camisa ............. 68 mm (2,69 pulgadas)
Carrera ....................... 56 mm (2,20 pulgadas)
Desplazamiento ................ 206 cc (12,48 pulgadas)
Bujia
Tipo: ............. Champion RC12YC o equivalente
Calibrar Separacion a: ...... 0.030 pulgadas (0.76ram)
Entrehierro del inducido: ................. 0,25°0,36 mm
(0,010-0,014
pulgadas)
Holgura de la valvula con mue!les de valvula instalados y
piston de 6 mm (0,25 pulgadas) pasado e! punto muerto
superior (comprobar con el motor en frio)
Admision .......... 0,10-0,15 mm (0,004-0,006 pulgadas)
Escape ........... 0,23-0,28 mm (0,009-0,011 pulgadas)
Capacidad de Gasolina ............ 1 galones americanos
Tipo de Aceite
Sobre 40°F ............................. SAE 30
Debajo 40°F ................. SAE 5W-30 o 10W-30
4O

PROGRAMA DE MANTENtMtENTO
Siga los interva!os horados o de calendario, !o que ocurra primero. Se requiere de servicio con mayor frecuencia cuando
opere la unidad en las condiciones adversas descritas a continuaci6n.
CALENDARIO DE MANTENIMIENTO
ANOTE LAS FECHAS CONFORME
CUMPLA CON EL SERVICIO NORMAL
TAREA DE MANTENIMtENTO
Verificar el nivel de aceite
Cambiar el aceite del motor
Servicio al filtro de aire
Servicio a la bujia
Servicio al sistema de la bujia
Comprobacidn de holgura de las valvulas
Prepar almacenamiento
1
INTERVALO DE OPERACION POR HORA
Antes de
Cada Uso
X
Cada 25
Horas o al
Afio
X2
Cada 50
Horas o al
Afio
X t
x
Cada 100
Horas o al
A_ho
A_o
Si Eaunidad permanecera sin uso por mas de 30 dias
Cambiar et aceite despu6s de las primeras (5) horas y despu6s cada 50 horas.
FECHAS DE SERVICIO
Hacer el cambio de aceite con mayor frecuencia cuando trabaje en condiciones de mucha suciedad o polvo.
Remplazar mas a menudo bajo condiciones de suciedad o polvo.
RECOMENDACtONES GENERALES
El mantenimiento peri6dico mejorara e! rendimiento y
prolongara la vida 0til del generador. Acuda a un distribuidor
autorizado de Sears para reparar la unidad.
La garantia del generador no cubre los elementos que hayan
sido sujetos al abuso o negligencia del operador. Para recibir
e! valor completo de la garantia, el operador debera
mantener e! generador de la forma descrita en este manual.
Se deberan !levar a cabo algunos ajustes peri6dicamente
para mantener correctamente su generador.
Todos los ajustes de la seccion Servicio y Ajustes de este
manual deberan set hechos por !o menos una vez en cada
estaci6n. Cumpla con los requisitos de la tabla "Programa
de Mantenimiento" descrita anteriormente.
NOTA: Una vez al a_o debera limpiar o reemplazar la bujia
y reemplazar el filtro de aire. Una bujia nueva y un filtro de
aire limpio garantizan una mezcla de combustibleoaire
adecuada y ayuda a que su motor funcione mejor y tenga
una vida 0til mas pro!ongada.
CONTROL DE EMtSIONES
Cualquier establecimiento o individuo especializado en la
reparacion de motores que no sean de automoci6n puede
encargarse del mantenimiento, la sustituci6n y la reparaci6n
de los dispositivos y sistemas de control de emisiones.
MANTENtMtENTO DEL GENERADOR
El mantenimiento de! generador consiste en mantener la
unidad limpia y seca. Opere y almacene la unidad en un
ambiente limpio y seco donde no vaya a estar expuesta a
excesos de polvo, suciedad, humedad o a vapores
corrosivos. Las ranuras para aire de enfriamiento del
generador deben permanecer despejadas, sin acumulaci6n
de nieve, hojas u objetos extral_os.
Revise frecuentemente la limpieza de! generador y limpie!o
cuando elementos como polvo, suciedad, aceite, humedad o
substancias extra,as sean visibles sobre su superficie exterior.
NOTA: NO recomendamos el uso de mangueras de ]ardin
para limpiar el generador. El agua podria introducirse en el
sistema de combustible del motor y causar problemas.
Ademas, si el agua se introduce al generador a traves de
las ranuras para aire de enfriamiento, algo del agua quedara
retenida en los espacios vacios y grietas del aislamiento del
devanado de1 estator y rotor. La acumulaci6n de agua y
suciedad en los devanados intemos del generador
disminuira eventualmente la resistencia de! aislamiento de
estos devanados.
41

Para Limpiar e_ Generador
Utilice un trapo hOmedo para limpiar las superficies
exteriores.
PRECAUOION
• NO exponga al generador a una humedad excesiva, polvo,
suciedad o vapores corrosivos.
• NO inserte cualquier objeto a trav6s de las ranuras de
enfriamiento.
Puede usar un cepillo de cerdas suaves para retirar la
suciedad endurecida, aceite, etc.
Puede usar una maquina aspiradora para eliminar
suciedad y residuos sueltos.
Puede usar aire a baja presi6n (que no exceda los 25 psi)
para eliminar la suciedad. Inspeccione las ranuras para
aire de enfriamiento y la apertura del generador. Estas
aperturas deberan mantenerse limpias y despejadas.
MANTENIMtENTO DEL MOTOR
CUANDO AJUSTE O HAGA REPARACIONES A SU
GENERADOR
Siempre desconecte el alambre de la bujfa y cot6quelo donde
no pueda entrar en contacto con la bujia.
CUANDO PRUEBE LA BUJiA DEL MOTOR
Utilice un comprobador de bujfas homologado.
NO comprueba la chispa sin la bujia instalada.
Revisi6n dem Nivem de_ Aceite
El nivel del aceite debera ser revisado antes de cada uso o
al menos cada 5 horas de operacion. Conserve el nivel del
aceite.
Cambio de Aceite
Cambie el aceite del motor despues de las primeras 5 horas
y cada 50 horas, o anualmente, a partir de ese momento. Si
esta utilizando su maquina lavadora a presi6n bajo
condiciones de extrema suciedad o polvo, o en un clima
demasiado caliente, haga e! cambio de aceite cada 25 horas.
Cambie e! aceite con el motor caliente despues de!
funcionamiento, como se indica a continuacion:
1. AsegOrese de que la unidad este en una superficie
plana.
2. Desconecte e! cable de la bujia de esta y col6quelo
donde no pueda entrar en contacto con la bujia.
3. Limpie la zona de alrededor del tapon de vaciado de
aceite, situado en la base del motor, a! otro lado de!
carburador.
4. Quite el tapon de Ilenado de aceite y vacie todo e!
aceite en un recipiente adecuado.
5. Vueiva a colocar el tapon de vaciado y aprietelo bien.
Quite la vari!la de nivel de aceite.
6. Vierta lentamente aceite nuevo en la abertura de
Ilenado. Haga pausas para permitir que e! aceite se
deposite. Llene hasta la marca "Full" (lleno) de la varilla
de nivel. NO A!_ADA ACEITE EN EXCESO. Saque la
varilla y compruebe el hive!l de aceite.
7. Instale la varilla de nivel de aceite y aprietela bien.
8. Limpie los residuos de aceite.
Limpie/Reemp_ace _a Bujia
Cambie la bujia cada 100 horas de operacion o una vez al
aSo, Io que suceda primero. Esto ayudara a su motor a
arrancar mas f&cilmente y a funcionar mejor.
1. Limpie el area alrededor de la bujia.
2. Retire y revise la bujia.
3. Reemplace la bujia si los electrodos est&n picados,
quemados o si la porcelana est& rota. Utilice una bujia
de repuesto recomendada.
4. Revise la separacion dei electrodo con un calibrador de
alambre y ajuste la separaci6n a 0.030 pulgadas
(0.76ram) si es necesario.
5. Instale la bujia y aprietela firmemente.
NOTA: Puede adquidr nuevos bujia al n0mero telef6nico
1 oS00o366opART.
• Et aceite usado del motor ha sido mostrado at cancer de la piel
de ta causa en ciertos animales det laboratorio.
• Completamente tavado expuso areas con el jab6n yet agua.
MANTENGA FUERA DE ALCANCE DE NII_,JOS.
NO CONTAMINE. CONSERVE los RECURSOS.
VUELVA ACEITE USADO A la COLECCION
CENTRA.
42

Servicio del Depurador de Aire
Su motor no funcionara adecuadamente y puede daSarse si
usted Io hace funcionar con un depurador de aire sucio.
Suministre servicio al depurador de aire una vez cada 25 horas
de operacion o una vez por a_o, !o que suceda primero.
Suministre servicio mas frecuentemente si la unidad funciona
bajo condiciones de mucha suciedad o polvo. Los repuestos se
encuentran disponibles en su centro de servicio local Sears.
Para dar servicio aJ filtro de aire, siga tos pasos que se
detallan a continuaei6n:
1. Af!oje el tomillo y quite la cubierta.
Cartucho Base
Cubierta l
Las Etiquetas
TomiiIo _ y las Ranuras
2. Remueva cuidadosamente e! cartucho.
3. Para limpiar el cartucho, golpee ligeramente su costado
de papel plegado sobre una superificie firme.
4. Reinstale el juego de cartucho nuevo o limpio debajo de
la cubierta.
5. Inserte las leng0etas de la cubierta en las ranuras que
se encuentran en el fondo de la base.
6. Coloque la cubierta en su lugar y apriete el tornillo
firmemente a la base.
NOTA: Usted puede comprar los elementos de! filtro de aire
nuevos Ilamando al 1oS00o366oPART.
Carburador
Si usted cree que su carburador necesita ajuste, visite su
centro de servicio Sears m_fls cercano. El funcionamiento dei
motor podria resultar afectado a altitudes por encima de
3000-5000 pies. Para operaciones a elevaciones mayores,
pongase en contacto con el centro de servicio Sears mas
cercano.
Servicio del Apagachispas
El silenciador de! escape del motor posee una pantalla
apagachispas. Debera suministrarle servicio al
apagachispas cada 50 horas para conservarlo en buenas
condiciones de funcionamiento.
ADVERTENCIA
NO toque las superficies catientes.
Permita que el equipo se enfrfe antes de tocado.
En el estado de California es obligatorio, segOn la ley, e!
uso de apagachispas (Secci6n 4442 del C6digo de
Recursos POblicos de California). Otros estados pueden
tener leyes similares. Las leyes federales se aplican en
tierras federales. Si equipa e! silenciador con un
apagachispas, este debera ser mantenido en buenas
condiciones de trabajo.
NOTA: Usted puede comprar los apagachispas nuevos, P/N
399541, Ilamando al !oS00o366opART.
El generador tendra que tenet un apagachispas si Io usa en
terrenos no tratados cubiertos de monte, maleza o pasto. El
apagachispas debera set mantenido en buenas condiciones
por parte del propietario/operador.
Si el motor ha estado funcionando, el silenciador estara
bastante caliente. Deje que el silenciador se enfrie para
poder darle servicio al apagachispas.
Retire la panta!la dei apagachispas para limpieza e
inspecci6n.
Remplace la pantalla si esta da_ada.
43

GENERALIDADES
El generador debera ser encendido al menos una vez cada
siete dias y debera dejar!o funcionar al menos durante
30 minutos. Si no puede hacer esto y debe almacenar la
unidad por m&s de 30 dias, use la siguiente informacion
como guia para preparar su unidad para almacenamiento.
Instrucciones de Almacenamiento para
Pedodos Prolongados
Es importante evitar que se formen dep6sitos de goma en
las partes esenciales del sistema de combustible, como el
carburador, filtro de combustible, manguera o tanque de
combustible, durante el almacenamiento. Tambien, la
experiencia indica que los combustibles con mezclas de
alcohol (llamados gasohol, etanoJ o metanol) pueden atraer
humedad, la cual Ileva a la separaci6n y formacion de
acidos durante e! almacenamiento. El gas acido puede
daBar el sistema de combustible de un motor durante su
almacenamiento.
Para evitar problemas del motor, el sistema de combustible
debera desocuparse antes de un almacenamiento de
30 dias o re&s. Siga estas instrucciones:
ADVERTENCIA
CUANDO ALMACENE O GUARDE EL EQUIPO CON
COMBUSTIBLE EN EL TANQUE
AImacene atejado de calderas, estufas, calentadores de agua,
secadoras de ropa u otros aparatos eiectrodom6sticos que
posean pitotos u otras fuentes de ignici6n, porque eltos pueden
encender los vapores de la combustible.
CUANDO VACiE EL DEP6SlTO DE COMBUSTIBLE
Apague el generador (posici0n OFF) y d6jeto enfnar al menos
por 2 minutos antes de remover la tapa de ta combustible.
Afloje la tapa lentamente para dejar que la presi6n salga del
tanque.
Vacie el depSsito de combustible a ta intemperie.
Mantenga la combustible alejada de chispas, llamas abiertas,
pilotos, calory otras fuentes de ignici6n.
NO encienda un cigarrilto o fume.
Proteja el Sistema de Combustible
Retire toda la gasolina del tanque de combustible para
evitar que se formen dep6sitos de goma en estas partes
y causen posible real funcionamiento del motor.
Haga funcionar el motor hasta que se detenga pot la
falta de combustible.
Cambio de Aceite
Con el motor todavia caliente, drene e! aceite de la caja del
cigOe_al. Vuelva a Ilenarla con el grado de aceite
recomendado.
Aceite eJ Di_metro Interior del CiHndro
Quite la bujia y vierta aproximadamente 30 ml (1 onza)
de aceite de motor limpio en e! interior del cilindro,
Coloque la bujia y arranque lentamente para distribuir el
aceite.
Je el motor sin la bu ia instatada.
Generador
Limpie el generador como esta descrito en la p&gina 42
('Para Limpiar el Generador").
Revise que las ranuras para el aire de enfriamiento y las
aperturas del generador se encuentren abiertas y
despejadas.
Otras Sugerencias para el
Almacenamiento
NO almacene gasolina de una estaci6n a otra.
Reemplace la caneca de gasolina si comienza a
oxidarse. El 6xido y/o la suciedad en la gasolina le
causara problemas.
Si es posible, almacene su unidad en un recinto
encerrado y cObrala para protegerJa del polvo y la
suciedad, ASEGURESE DE VACIAR EL TANQUE DEL
COMBUSTIBLE.
Cubra su unidad con una cubierta de proteccion
adecuada que no retenga humeda&
AImacene e! generador en un area limpia y seca.
ADVERTENCIA
NO coloque una cubierta encima de un generador caliente.
Deje que la unidad se enfrie to suficientemente antes de que le
coloque ta cubierta.
44

Problerna
El motor est_ funcionando pero no
existe salida de A¢ disponibJe.
E! motor funciona bier sin cargas
pero °'funciona real" cuando las
cargas son oonectadas.
Causa
Uno de los cotacircuitos est&
abierto.
2_ Falla en e! generador,
3, Mala conexi6n o juego de cordones
defectuoso,
4, El dispositivo conectado esta en
real estado.
Corto circuito en la carga
conectada,
2, La ve!ocidad del motor es muy
lenta.
3, El generador esta sobrecargado,
4, Circuito de! generador en corto.
interruptor balancin en "Off",
2, Valvula del combustible a la
posici6n "Off",
3, Depurador de aire sucio,
4, Sin gasolina,
5, Gasolina vieja,
6, El alambre de la bujia no esta
Soluci6n
Reajuste el cortacircuito.
2. P6ngase en contacto con la Planta
de Servicio de Sears.
3. Revise y repare,
4. Conecte otro dispositivo que este
en buenas condiciones,
Desconecte la carga electrica en
corto,
2. Pongase en contacto con la Planta
de Servicio de Sears.
3. Vea "No Sobrecargue Generador",
4. Pongase en contacto con la Planta
de Servicio de Sears.
Coloque el interruptor en "On" (En).
2. Gire la v&lvula del combustible a la
posici6n "On'L
3. Limpie o reemplace el depurador
de aire,
4. Llene el tanque de combustible.
5. Drene el tanque de gasolina; Ilenelo
con combustible fresco.
6. Conecte el alambre a la bujia,
E[ motor no arranca; o arranoa y
funciona real
conectado,
7, Bujia en real estado.
8, Agua en la gasolina,
9, Exceso de cebado,
10, Mezcla de combustible
excesivamente rica,
7. Reemplace la buj[a.
8. Drene el tanque de gasolina; Ilenelo
con combustible fresco.
9. Espere 5 minutos y haga girar el
motor.
10. Pongase en contacto con la Planta
de Servicio de Sears.
1, Valvula de toma atascada en la
posici6n abierta o cerrada,
12, El motor ha perdido compresion.
1. Pongase en contacto con la Planta
de Servicio de Sears.
12. Pongase en contacto con la Planta
de Servicio de Sears.
Sin gasolina, Llene el tanque dei combustible.
El motor se apaga en pleno 2, Nivel de aceite insuficiente. 2. Llene el carter hasta e! nive!
funcionamiento, correcto o sitOe el generador en
una superficie plana,
La carga es muy alta. Vea "No Sobrecargue Generador",
A[ motor [e hace fa[ta potencia, 2, Filtro de aire sucio, 2. Reemplace el filtro de aire,
E! motor "no funciona Carburador con mezcla de aireo P6ngase en contacto con la Planta de
continuamente" o se detiene, combustible muy rica o muy pobre. Servicio de Sears.
45

Sears, Roebuck and Co., U.S.A. (Sears), California Air Resources Board (Consejo de Recursos sobre e[ Aire de
California, CARB, pot sus sig[as en ingles) y United States Environmental Protection Agency (Agencia de Protecci6n
Ambienta[ de EE.UU., EPA, por sus sig[as en ingles).
Dec[araci6n de garantia de[ sistema de control de emisiones
(derechos y obHgaciones de[ propietario para [a garant[a contra defectos)
LA COBERTURA DE LA GARANT[A DE CONTROL DE EMISIONES SE
APLICA A LOS MOTORES CERTIFtCADOS ADQUtRIDOS EN
CALIFORNIA EN 1995 Y POSTERtORMENTE, QUE SE UTILICEN EN
CALIFORNIA, Y A MOTORES CERTIFtCADOS MODELO 1997 Y
POSTERIORES QUE SEAN ADQUIRJDOS Y UTILIZADOS EN OTRA
REGION DE ESTADOS UNJDOS (Y A PARTIR DEL 1o DE ENERO DE
2001, EN CANADA)
Deciaraci6n de garant[a sobre el control de emisiones de _a EPA de
EE.UU. y California,
El California Air Resources Board (CARB)_ la EPA de EE.UU. y Sears se
complacen en expficar la Garant[a para el sistema de control de emisiones
para motores pequefios para exteriores (SORE) modetos afo 2000 y
posteriores. ER California, los nuevos motores pequefios para exteriores se
deben disefar, construir y equipar para cumplir con las estrictas normas
del estado contra e[ smog. En otras regiones de Estados Unidos_ los
nuevos motores para interiores de ignici6n per chispa certiflcados para
modelos afro 1997 y posteriores deben cumplir con normas simHares
establecidas pot la EPA de EE.UU Sears debe garantizar el sistema de
control de emisiones de su motor para los periodos indicados a
continuaci6n, siempre y cuando no se haya abusado_ descuidado o dado
mantenimiento incorrecto a[ motor pequefo para extedores.
Su sistema de control de emisiones podra inciuir partes como el
carburador o el sistema de inyecci6n de combustible, el sistema de
ignici6n y e[ convertidor cata[itico. Tambi6n se pueden inc[uJr mangueras,
correas, conectores y otros componentes relacionados con las emisiones
Cuando exista una condici6n que pueda ser cubierta por la garant[a,
Sears reparar_ el motor pequefio para extedores sin costo alguno,
inciuyendo el diagn6stico, [as partes de repuesto y la mano de obra.
Cobertura de la garant[a de Sears contra defectos en e[ control de
emisiones
Los motores pequefos para exteriores modelos 1995 y posteriores tienen
una garantia de dos aries. Si alguna parte de su motor relacionada con
[as emisiones est_ defectuosa, Sears la reparara o sustituir&
Responsabilidades del propietario para la garant[a
Como propietario del motor peque_o para exteriores, usted es
responsable de reafizar las actividades de mantenimiento requefidas
que se indican en este manual del propietado. Sears recomienda que
conserve todos los recibos que cubran eI mantenimiento de su motor
peque_o para extedores_ pero Sears no puede negar la garantfa
solamente per la falta de recibos ni per su imposibilidad de garantizar la
rea[izacidn de todas [as actividades de mantenimiento programadas.
Come propietado del motor pequefio para exteriores, usted siempre
debe tener en cuenta que Sears podr_ negar la cobertura de la garantfa
si su motor pequeffo para exteriores o una parte de[ mismo presenta
failas debido a abuse, descuido, mantenimiento incorrecto o
modificaciones no aprobadas
Usted es responsable de presentar su motor pequefio para exteriores a
un Centre de servicio Sears aprobado tan pronto como se presente et
problem& Las reparaciones bajo garanga deberan concluirse en un
per[odo razonable_ que no exceder_ de 30 d[as
Si tiene alguna pregunta con respecto a sus derechos y
responsabilidades para la garanga_ p6ngase en contacto con un
representante de servicio Sears a[ 1-800-469-4663.
Disposiciones de la garant[a de Sears contra defectos en et control
de emisiones
Las siguientes son disposiciones espec[ficas relacionadas con la
cobertura de la garantfa contra defectos en el control de emisiones.
1 Partes garantizadas
La cobertura bajo esta garantfa inciuye solamente aquellas partes
que se enumeran a continuaei6n ([as partes del sistema de control
de emisiones) en la medida que dichas partes hayan estado
presentes en e[ motor adquirido.
a Sistema de medici6n de combustible
Sistema de enriquecimiento para arranque en frio.
Carburador y partes internas.
Bomba de combustible.
b Sistema de inducci6n de aire.
Fi[tro de aire.
Colector de entrada.
c. Sistema de igrfici6n.
Bujias.
Sistema de ignici6n pot magneto
d Sistema catalizador.
Convertidor catalftico.
CoJector de escape
Sistema de inyecci6n de aire o v_lvula pot impulsos.
e Distintos elementos utilizados en los sistemas anteriores
V_lvulas e interruptores de vacio, temperatura, posici6n y de
detecci6n de tiempo.
Conectores y conjuntos.
2. Vigeneia de la eobertura
Sears garantiza al propietario inicial y a cada propietario
subsiguiente que las partes garantizadas estar&n libres de defectos
en material yen mano de obra, que ocasionen fallas de las partes
garantizadas durante un periodo de dos afos a partJr de la fecha
en que el motor sea entregado al comprador minorista
3. No habrA cargos
La reparaci6n o reempJazo de cualquier parte garantizada se
realizar& sin cargo a[guno para el propietario, incluyendo la mano de
obra de dJagn6stico que derive en la determinaci6n de que una parte
garantizada esta defectuosa, si la labor de dJagn6stJco se realiza en
un Centro de servicio Sears aprobado.
4. Rec[amos y exc[usiones de cobertura
Los rec[amos vincuiados con Ja garant[a se presentaran conforme a
[as disposiciones de la P6Jiza de garantJa de Sears. La cobertura de
[a garantfa se excluira para aquellas fallas de partes garantizadas
que no sean partes odgina[es de Sears o debido a abuse, descuJdo
o mantenimiento incorrecto_ segQn se establece en {a P61iza de
garantfa de motores de Sears. Sears no es responsabJe pot la
cobertura de fa[las de partes garantizadas ocasionadas pot el uso
de partes adiciona[es, no originales o modificadas.
5. Mantenimiento
Cualquier parte garantizada cuyo reemplazo no est_ programado
como mantenimiento requerido o que est_ programada Onicamente
para inspecci6n frecuente con et fin de "reparar o reemplazar
conforme sea necesario", estar_ garantizada en cuanto a defectos
pot el periodo de [a garantfa. Cuaiquier parte garantizada cuyo
reempiazo est_ programado como mantenimiento requerJdo tendr_
so[amente una garantia contra defectos 0nicamente pot el per[ode
hasta el primer reempiazo programado para esa parte. Se podra
utilizar cualquier parte de repuesto que tenga un rendimiento y
durabilidad equivalentes, aJ realizar cualquier actividad de
mantenimiento o reparaci6n. El propietario es responsable de
realizar todo el mantenimiento requerido, seg0n se define en este
manual del propietario.
6. Cobertura cons[guiente
La cobertura bajo la presente se ampliar_ a [a fa[la de cuaiquier
componente del motor provocada pot un desperfecto en cualquier
parte garantizada que siga gozando de la cobertura de la garantia.
En EE.UU. y Canada contamos con una }inca de emergencia las 24 horas (1-800-469-4663), que ofrece un men0 de mensajes pregrabados con
informaci6n sobre mantenimiento de productos.
46

Jnformaci6n Sobre emPeriodo de
Durabilidad de masEmisiones y e_ indice
de Aire en _a Etiqueta de Emisiones de_
Motor
Los motores con certificaci6n de cumplimiento de la
normativa sobre emisiones de nivel 2 del California Air
Resources Board (CARB) deben mostrar informaci6n sobre
el periodo de durabilidad de las emisiones y el indice de
aire. El fabricante de! motor ofrece esta informaci6n al
consumidor mediante etiquetas de emisiones.
El Per[odo de DurabHidad de [as Emisiones indica e!
n0mero de horas durante las cuales el motor puede
funcionar cumpliendo las normas sobre emisiones, siempre
que se realicen las operaciones de mantenimiento que se
detallan en las instrucciones de uso y mantenimiento. Se
utilizan las siguientes categorias:
Moderado: El motor esta certificado para cumplir la
normativa sobre emisiones durante 125 horas de
funcionamiento real.
Intermedio: El motor esta certificado para cumplir la
normativa sobre emisiones durante 250 horas de
funcionamiento real.
ProJongado: El motor esta certificado para cumplir la
normativa sobre emisiones durante 500 horas de
funcionamiento real.
Pot ejemplo, un cortacesped con operario a pie se suele
utilizar entre 20 y 25 horas al aSo. Por tanto, el Periodo de
DurabiHdad de las Emisiones de un motor con
clasificaci6n intermedia equivaldria a 10-12 aSos.
El indice de Aire es un valor calculado que indica el nivel
relativo de emisiones de una gama concreta de motores.
Cuanto menor es el indice de Aire, mas limpio es el motor.
Esta informacion se presenta en forma gr&fica en la etiqueta
de emisiones.
Periodo de Cump_imiento de _a Normativa
de Emisiones en ia Etiqueta de
CumpHmiento de Emisiones dem Motor
Desde el 1 de julio de 2000, algunos motores Sears cuentan
con la certificacion de cumplimiento de la fase 2 de las
normas sobre emisiones de la United States Environmental
Protection Agency (USEPA, Agencia estadounidense de
protecci6n del medioambiente ). En e! caso de los motores
con certificaci6n de fase 2, el periodo de cumplimiento de la
normativa sobre emisiones que figura en la etiqueta de
cumplimiento de emisiones indica el nOmero de horas de
funcionamiento durante las cuales el motor ha demostrado
cumplir los requisitos federales sobre emisiones. Para
motores de menos de 225 cc, Categoria C = 125 horas, B =
250 horas y A = 500 horas. Para motores de 225 cc o mas,
Categoria C = 250 horas, B = 500 horas y A = 1000 horas.
La clasificacion de este motor es intermedia, con un indice
de aire de 2. El periodo de cumplimiento de la normativa
sobre emisiones de la EPA es de categoria B. El motor tiene
una cilindrada de 206 cc.
A continuaci6n se muestra una representaci6n generica de
la etiqueta de emisiones tipica de un motor certificado.
FAMmLY:XXXXX.XXXXXX XXXXXX
47

iiiiiiiiiiiiiiiiii!__¸_
iiiiiiiiiiiiiiiiiii
iiiiiiiiiiiiiiiiiii
iiiiiiiiiiiiiiiiiii
iiiiiiiiiiiiiiiiiii
iiiiiiiiiiiiiiiiiii
iiiiiiiiiiiiiiiiiii
iiiiiiiiiiiiiiiiiii
iiiiiiiiiiiiiiiiiii
iiiiiiiiiiiiiiiiiii
iiiiiiiiiiiiiiiiiii
iiiiiiiiiiiiiiiiiii
iiiiiiiiiiiiiiiiiii
!!!!!!!!!!!!!!!!!!!
iiiiiiiiiiiiiiiiiii
iiiiiiiiiiiiiiiiiii
iiiiiiiiiiiiiiiiiii
iiiiiiiiiiiiiiiiiii
iiiiiiiiiiiiiiiiiii
Your Home
For repair - in your home - of all major brand appliances,
lawn and garden equipment, or heating and cooling systems,
no matter who made it, no matter who sold it!
For the replacement parts, accessories and
owner's manuals that you need to do-it-yourself.
For Sears professional installation of home appliances
and items like garage door openers and water heaters.
1-800-4-MY-HOME ® Anytime, day or night
(1-800-469-4663) (U.S.A. and Canada)
www.sears.com www.sears.ca
Our Home
For repair of carry-in products like vacuums, lawn equipment,
and electronics, call or go on-line for the nearest
Sears Parts and Repair Center.
1-800-488-1222 Anytime, day or night (U.S.A. only)
www.sears.com
To purchase a protection agreement on a product serviced by Sears:
1-800-827-6655 (u.sA.) 1-800-361-6665 (Canada)
Para pedir servicio de reparaci6n Au Canada pour service en franq.ais:
a domicilio, y para ordenar piezas: 1.800.LE.FOYERMC
1-888-SU-HOGAR sM (1-800-533-6937)
(1-888-784-6427) www.sears.ca
:::::::::::::::::::i
© Sears, Roebuck and Co.
® Registered Trademark /TM Trademark /SMService Mark of Sears, Roebuck and Co.
® Marca Registrada /TM Marca de F&brica /SMMarca de Servicio de Sears, Roebuck and Co.
MC Marque de commerce /MDMarque d6posee de Sears, Roebuck and Co.