Craftsman 580325600 User Manual AC GENERATOR Manuals And Guides L0503233
CRAFTSMAN Generator Manual L0503233 CRAFTSMAN Generator Owner's Manual, CRAFTSMAN Generator installation guides
User Manual: Craftsman 580325600 580325600 CRAFTSMAN AC GENERATOR - Manuals and Guides View the owners manual for your CRAFTSMAN AC GENERATOR #580325600. Home:Tool Parts:Craftsman Parts:Craftsman AC GENERATOR Manual
Open the PDF directly: View PDF
.
Page Count: 52

Owner's Manual
ICRAFTSMAN°I
AC Generator
Model No
580.325600
GENERATOR J
CUSTOMER
HELPLINE
1"800__ "_
HOURS: Mono-FrL8am toSpm (CT)
CAUTION
Before using this product, read this
manual and follow all Safety Rules
and Operating Instructions.
PRECAUCION
Antes de utilizar el producto, tea este
manual y siga todas las Reglas de
Seguridad e Instrucciones de Uso.
Sears, Roebuck and Co, Hoffman Estates, IL 60179 USA.
visit our Craftsman website: www craftsman com
Part NO 191559GS Draft 10 (03/01/2005)
• Safety
•Assembly
•Operation
•Maintenance
•Parts
•Espa_ol

WARRANTY .................................... 2
SAFETY RULES ............................... 3-4
FEATURES AND CONTROLS ...................... 5
ASSEMBLY ................................... 6-7
OPERATION ................................. 8-11
SPECIFICATIONS ............................... 12
MAINTENANCE .............................. 13-15
STORAGE ..................................... 16
TROUBLESHOOTING ............................ 17
SCHEMATIC DIAGRAM .......................... 18
WIRING DIAGRAM .............................. 19
REPLACEMENT PARTS ....................... 20-28
NOTES ....................................... 29
EMISSION CONTROL WARRANTY .............. 30-31
ESPAi_IOL ................................... 32-51
HOW TO ORDER PARTS ................ BACK PAGE
LIMITED WARRANTY FOR DELUXE PORTABLE GENERATORS
SEARS warrants to the original purchaser that the alternator and engine for its portable generator will be free
from defects in materials or workmanship for the items and period set forth below from the date of original
purchase. This warranty is not transferable and applies only to portable generators driven by the Sears
warranted engine.
CONSUMER* COMMERCIAL*
Alternator 2 years (2nd year parts only) 1 year
Engine 2years (2nd year parts only) 1year
* NOTE: For the purpose of this warranty "Consumer Use" means personal residential household and
emergency use by original purchaser, not to be used as a primary source of power. "Commercial Use" means all
other uses, including rental, construction, commercial, and income producing purposes. Once a generator has
experienced commercial use, it shall thereafter be considered a commercial use generator for the purpose of
this warranty.
During said warranty period, SEARS will, at its option, repair or replace any part which, upon examination by
SEARS, is found to be defective under normal use and service**. Starting batteries are not warranted by
SEARS. All transportation costs under warranty, including return to the factory if necessary, are to be borne by
the purchaser and prepaid by him. This warranty does not cover normal maintenance and service and does not
apply to a generator set, alternator or engine, or parts which have been subjected to improper or unauthorized
installation or alteration, misuse, negligence, accident, overloading, overspeeding, improper maintenance, repair
or storage so as, in SEARS's judgment, to adversely affect its performance and reliability.
** NORMAL WEAR: As with all mechanical devices, engines need periodic parts service and replacement to
perform well. This warranty will not cover repair when normal use has exhausted the life of a part or engine.
THERE IS NO OTHER EXPRESS WARRANTY. SEARS HEREBY DISCLAIMS ANY AND ALL
IMPLIED WARRANTIES, INCLUDING BUT NOT LIMITED TO THOSE OF MERCHANTABILITY
AND FITNESS FOR A PARTICULAR PURPOSE TO THE EXTENT PERMITTED BY LAW. THE
DURATION OF ANY IMPLIED WARRANTIES WHICH CANNOT BE DISCLAIMED IS LIMITED TO
THE TIME PERIOD AS SPECIFIED IN THE EXPRESS WARRANTY. LIABILITY FOR
CONSEQUENTIAL, INCIDENTAL, OR SPECIAL DAMAGES UNDER ANY AND ALL WARRANTIES
IS EXCLUDED.
Some states do not allow limitations on how long an implied warranty lasts, or the exclusion or limitation of
incidental or consequential damages, so the above limitations or exclusions may not apply to you. This warranty
gives you specific legal rights and you may also have other rights, which vary from state to state.
For service, see your nearest SEARS authorized warranty service facility. Warranty service can be performed
only by a SEARS authorized service facility. This warranty will not apply to service at any other facility. At the
time of requesting warranty service, evidence of original purchase date must be presented.
SEARS, ROEBUCK AND CO., Dept. D/817 WA, Hoffman Estates, IL 60179 U.S.A
© Sears, Roebuck and Co.

_IL This is the safety alert symbol. It is used to alert you to potential personal injury hazards.
Obey all safety messages that follow this symbol to avoid possible injury or death.
_Read this manual carefully and become
familiar with your generator. Know its
applications, its limitations, and any hazards
involved.
The safety alert symbol (,A) is used with a signal
word (DANGER, CAUTION, WARNING), a pictorial
and/or a safety message to alert you to hazards.
DANGER indicates a hazard which, if not avoided, will
result in death or serious injury, WARNING indicates a
hazard which, if not avoided, could result in death or
serious injury, CAUTION indicates a hazard which, if
not avoided, might result in minor or moderate injury.
CAUTION, when used without the alert symbol,
indicates a situation that could result in equipment
damage, Follow safety messages to avoid or reduce
the risk of injury or death.
WARNING
The engine exhaust from this product contains
chemicals known to the State of California to cause
cancer, b rth defects, or other reproductive harm.
WARNING
This generator does not meet U. S. Coast Guard
Regulation 33CFR-183 and should not be used on
marine applications.
Failure to use the appropriate U. S. Coast Guard
approved generator could result in bodily injury and/or
property damage.
Hazard Symbols and Meanings
Electrocution Electrical Shock Electrical Shock
Explosion Fire
Toxic Fumes Hot Surface Kickback
WARNING
Operate generator ONLY outdoors.
Keep exhaust gas from entering a confined area through
windows, doors, ventilation intakes or other openings.
DO NOT operate generator inside any building or
enclosure, including the generator compartment of a
recreational vehicle (RV).
When using generator for backup power, notify utility
company. Use approved transfer equipment to isolate
generator from electric utility.
Use a ground circuit fault interrupter (GFCI) in any damp
or highly conductive area, such as metal decking or steel
work.
DO NOT touch bare wires or receptacles.
DO NOT use generator with electrical cords which are
worn, frayed, bare or otherwise damaged.
DO NOT operate generator in the rain.
DO NOT handle generator or electrical cords while
standing in water, while barefoot, or while hands or feet
are wet.
DO NOT allow unqualified persons or children to operate
or service generator.
WARNING
When starting engine, pull cord slowly until resistance is
felt and then pull rapidly to avoid kickback.
NEVER start or stop engine with electrical devices
plugged in and turned on.

WARNING
WHEN ADDING OR DRAINING FUEL
Turn generator OFF and let it cool at least 2 minutes
before removing fuel cap. Loosen cap slowly to relieve
pressure in tank.
Fill or drain fuel tank outdoors.
DO NOT overfill tank. Allow space for fuel expansion.
Keep fuel away from sparks, open flames, pilot lights,
heat, and other ignition sources.
DO NOT light a cigarette or smoke.
VHEN STARTING EQUIPMENT
Ensure spark plug, muffler, fuel cap and air cleaner are
in place.
DO NOT crank engine with spark plug removed.
If fuel spills, wait until it evaporates before starting
engine.
VHEN OPERATING EQUIPMENT
Do not tip engine or equipment at angle which causes
fuel to spill.
DO NOT choke carburetor to stop engine.
This generator is not for use in mobile equipment or
marine applications.
VHEN TRANSPORTING OR REPAIRING EQUIPMENT
Transport/repair with fuel tank EMPTY or with fuel shutoff
valve OFF.
Disconnect spark plug wire.
VHEN STORING FUEL OR EQUIPMENT WITH FUEL IN
TANK
Store away from furnaces, stoves, water heaters, clothes
dryers or other appliances that have pilot light or other
ignition source because they can ignite fuel vapors.
WARNING
DO NOT touch hot surfaces.
Allow equipment to cool before touching.
The generator must be at least 5 feet from structures having
combustible wails and/or other combustible materials.
Keep at least 3 feet of clearance on all sides of generator
for adequate cooling, maintenance and servicing.
in the State of California a spark arrester is required by
law (Section 4442 of the California Public Resources
Code). Other states may have similar laws. Federal laws
apply on federal lands. If you equip the muffler with a
spark arrester, it must be maintained in effective working
order.You can order a spark arrester through your
authorized Sears service dealer.
WARNING
WHEN ADJUSTING OR MAKING REPAIRS TO YOUR
ENERATOR
Disconnect the spark plug wire from the spark plug and
place the wire where it cannot contact spark plug.
WHEN TESTING FOR ENGINE SPARK
Use approved spark plug tester.
DO NOT check for spark with spark plug removed.
CAUTION
DO NOT tamper with governed speed. Generator
supplies correct rated frequency and voltage when
running at governed speed.
DO NOT modify generator in any way.
CAUTION
See "Don't Overload Generator".
Start generator and let engine stabilize before connecting
electrical loads.
Connect electrical loads in OFF position, then turn ON
for operation.
Turn electrical loads OFF and disconnect from generator
before stopping generator.
CAUTION
Use generator only for intended uses.
If you have questions about intended use, ask dealer or
contact Sears.
Operate generator only on level surfaces.
DO NOT expose generator to excessive moisture, dust,
dirt, or corrosive vapors.
DO NOT insert any objects through cooling slots.
If connected devices overheat, turn them off and
disconnect them from generator.
Shut off generator if:
-electrical output is lost;
-equipment sparks, smokes, or emits flames;
-unit vibrates excessively.

KNOW YOUR GENERATOR
Read the owner's manual and safety rules before operating your generator.
Compare the illustrations with your generator to familiarize yourself with the locations of various controls and
adjustments. Save this manual for future reference.
FuelTank
Spark Arrester Muffler
(not shown) _
Fuel Valve
(not shown) Circuit
Breakers (AC)
Choke
Lever
Air Cleaner
120/240 Volt AC,
30 Amp
Receptacle
Recoil Handle
Starter
Grounding Fastener
Rocker Switch
(on engine shroud)
120 Volt AC, 20 Amp, Duplex Receptacles i May
be used to supply electrical power for the operation of
120 Volt AC, 20 Amp, single phase, 60 Hz electrical,
lighting, appliance, tool and motor loads.
120/240 Volt AC, 30 Amp Locking Receptacle --
May be used to supply electrical power for the
operation of 120 and/or 240 Volt AC, 30 Amp, single
phase, 60 Hz electrical, lighting, appliance, tool and
motor loads.
Air Cleaner -- Protects engine by filtering dust and
debris out of intake air.
Choke Lever i Used when starting a cold engine.
Circuit Breakers (AC) -- Push to reset circuit
breakers are provided to protect the generator against
electrical overload.
(2) 120 Volt AC, 20 Amp
Duplex Receptacles
Oil Fill
Fuel Tank i Capacity of five (5) U.S. gallons.
Fuel Valve -- Used to turn fuel on and off to engine.
Grounding Fastener i If required, please consult a
qualified electrician, electrical inspector, or local
agency having jurisdiction.
Oil Fill -- Add engine oil here.
Recoil starter -- Used to start the engine.
Rocker Switch -- Set this switch to "On" before using
recoil starter. Set switch to "Off" to switch off engine.
Spark Arrestar Muffler i Exhaust muffler lowers
engine noise and is equipped with a spark arrester
screen.

YourCraftsmangeneratorrequiressomeassembly
andisreadyfor useonlyafterit hasbeenproperly
servicedwiththerecommendedoilandfuel,
If you have any problems with the assembly of
your generator, please call the generator helpline
at 1-800-222-3136.
IMPORTANT: Any attempt to run the engine before it
has been serviced with the recommended oil will result
in an engine failure.
REMOVE GENERATOR FROM
CARTON
• Set the carton on a rigid flat surface with "up"
arrows pointing upward.
• Carefully open the top flaps of the shipping carton.
• Slice two corners at one end of carton from top to
bottom and lay that side of carton down flat.
Remove all packing material, carton fillers, etc.
Remove the generator from the shipping carton.
CARTON CONTENTS
Check all contents. If any parts are missing or damaged,
call the generator helpline at 1-800-222-3136.
• The main unit
• Owner's manual
Engine oil
120/240 Volt, 30 Amp locking plug
• Wheel Kit
ASSEMBLING THE WHEEL KIT
The wheel kit is designed to greatly improve the
portability of your generator.
NOTE: Wheel kit is not intended for over-the-road use.
You will need a socket wrench with 1/2" or 13ram
sockets and a needle-nose plier to install this kit.
Refer to illustration shown below and install the wheel
kit as follows:
1. Place the bottom of the generator cradle on a flat,
even surface. Temporarily place unit on blocks to
ease assembly.
2. Slide axle through both axle mounting brackets on
cradle frame, as shown.
3. Slide a wheel over the axle.
NOTE: Be sure to install both wheels with the air
pressure valve on the outboard side.
4. Place the e-ring onto the groove in the axle. You
may add the flat washer if desired.
5. Place one end of the needle nose pliers on the
bottom of the axle and the other end of the pliers
on top of the e-ring. Seat the e-ring by pressing
the pliers closed.
6. Repeat step 3 through 5 to secure second wheel.
7. Remove the temporary blocks.
8. To aid support leg assembly, rest generator on
cradle, engine end down. Attach the support leg
with two M8 x 16mm cap screws and two locking
hex nuts as shown.
9. Use two 13 mm wrenches to tighten leg hardware.
Rest generator on wheels and support leg.
10. Center the handle bracket on generator frame at
support leg end of cradle, as shown.
11. Attach handle bracket with two M8 x 45mm cap
screws and two locking hex nuts.
12. Check that all fasteners are tight and the tires are
inflated to the value marked on the tire or within
15 and 40 psi,
Wheel Kit Assembly View
Cap Screw
\
Handle Assembly \
Support Leg
Hex Nut _
Cap Screw
/
Axle
Wheel
Flat Washer
E-Ring

Add Fuel
WARNING
BEFORE STARTING THE
GENERATOR
To operate the generator you will need to first add
engine oil and gasoline, as follows:
Add Engine Oil
NOTE: When adding oil to the engine crankcase, use
only high quality detergent oil rated with API service
classification SF, SG, SH, SJ or higher. DO NOT use
special additives.
1. Choose a viscosity according to the table below:
"_ L L J 1 J
_F .20 0 2O 32 4O ¢_0 8O 100
c._1 .2b n.i1o ' _i'o 2b _b ' 4'o
STARTING TEMPERATURE RANGE ANTICIPATED BEFORE NEXT OIL CHANGE
NOTE: Synthetic oil meeting ILSAC GF-2, API
certification mark and API service symbol with "SJ/CF
ENERGY CONSERVING" or higher, is an acceptable
oil at all temperatures. Use of synthetic oil does not
alter required oil change intervals.
* The use of multi-viscosity oils (5W-30, 10W-30, etc.)
in temperatures above 40°F (4°C) will result in higher
than normal oil consumption. When using a multi-
viscosity oil, check oil more frequently.
** If using SAE 30 oil in temperatures below 40°F
(4°C), it will result in hard starting and possible engine
bore damage due to inadequate lubrication.
2. Place generator on a level surface.
3. Clean area around yellow oil fill cap. Remove oil
fill cap.
4. Slowly fill engine with oil through oil fill opening
until oil level is to the point of overflowing,
5. Install yellow oil fill cap and finger tighten securely.
6. Check engine oil level before starting each time
thereafter. If oil level is below the point of
overflowing, fill to proper level.
NOTE: Check oil often during engine break-in.
WHEN ADDING FUEL
Turn generator OFF and let it cool at least 2 minutes
before removing fuel cap. Loosen cap slowly to relieve
pressure in tank.
Fill fuel tank outdoors.
DO NOT overfill tank. Allow space for fuel expansion.
Keep fuel away from sparks, open flames, pilot lights,
heat, and other ignition sources.
DO NOT light a cigarette or smoke.
NOTE: This gasoline engine is certified to operate on
gasoline. Exhaust Emission Control System: EM
(Engine Modifications).
1. Use clean, fresh, regular UNLEADED fuel with a
minimum of 85 octane with equipment. DO NOT
use fuel which contains Methanol. DO NOT mix oil
with fuel.
2.
3.
Clean area around fuel fill cap, remove cap.
Slowly add regular unleaded fuel to fuel tank. Be
careful not to overfill. Allow about 1.5" of tank
space for fuel expansion, as shown here.
YNNNNN_NNNNNNN_
4. Install fuel cap and wipe up any spilled fuel.
CAUTION! Alcohol-blended fuels (called gasohol,
ethanol or methanol) can attract moisture, which leads
to separation and formation of acids during storage.
Acidic gas can damage the fuel system of an engine
while in storage.
To avoid engine problems, the fuel system should be
emptied before storage of 30 days or longer. Drain the
fuel tank, start the engine and let it run until the fuel lines
and carburetor are empty. Use fresh fuel next season.
See "Storage" on page 16 for additional information.
NEVER use engine or carburetor cleaner products in
the fuel tank as permanent damage may occur.

HOW TO USE YOUR GENERATOR
If you have any problems operating your generator,
please call the generator helpline at 1-800-222-3136,
System Ground
The generator has a system ground that connects the
generator frame components to the ground terminals
on the AC output receptacles. The system ground is
connected to the AC neutral wire (the neutral is
bonded to the generator frame).
Special Requirements
There may be Federal or State Occupational Safety
and Health Administration (OSHA) regulations, local
codes, or ordinances that apply to the intended use of
the generator. Please consult a qualified electrician,
electrical inspector, or the local agency having
jurisdiction.
In some areas, generators are required to be
registered with local utility companies.
If the generator is used at a construction site, there
may be additional regulations which must be
observed.
Connecting to a Building's Electrical
System
Connections for standby power to a building's
electrical system must be made by a qualified
electrician. The connection must isolate the generator
power from utility power, and must comply with all
applicable laws and electrical codes.
When using generator for backup power, notify utility
company. Use approved transfer equipment to isolate
generator from electric utility.
Use a ground circuit fault interrupter (GFCI) in any damp
or highly conductive area, such as metal decking or steel
work.
DO NOT touch bare wires or receptacles.
DO NOT use generator with electrical cords which are
worn, frayed, bare or otherwise damaged.
DO NOT operate generator in the rain.
DO NOT handle generator or electrical cords while
standing in water, while barefoot, or while hands or feet
are wet.
DO NOT allow unqualified persons or children to operate
or service generator.
Generator Location
Generator Clearance
ILWARNING
Operate generator ONLY outdoors.
Keep exhaust gas from entering a confined area through
windows, doors, ventilation intakes or other openings.
DO NOT operate generator inside any building or
enclosure, including the generator compartment of a
recreational vehicle (RV).
The generator must be at least 5 ft. (152 cm) from
structures having combustible walls and/or other
combustible materials. Leave at least 3 ft. (92 cm) all
around generator including overhead, for adequate
cooling, maintenance and servicing.
Place generator in a well ventilated area, which will
allow for removal of deadly exhaust gas. DO NOT
place generator where exhaust gas could accumulate
and enter inside or be drawn into a potentially
occupied building. Ensure exhaust gas is kept away
from any windows, doors, ventilation intakes or other
openings that can allow exhaust gas to collect in a
confined area. Prevailing winds and air currents
should be taken into consideration when positioning
generator. /
/
Typical Generator Shown
Exhaust Port

TO START THE ENGINE
CAUTION
See "Don't Overload Generator".
Start generator and let engine stabilize before connectin£
electrical loads.
Connect electrical loads in OFF position, then turn ON
for operation.
Turn electrical loads OFF and disconnect from generator
before stopping generator.
Disconnect all electrical loads from the generator. Use
the following start instruction steps by numerical order:
1. Make sure unit is on a level surface.
IMPORTANT: Failure to start and operate unit on a
level surface will cause the unit not to start or shut
down during operation.
2. Turn the fuel valve to the "On" position.
J
3.
_n "(_n'_
Place the choke lever in the "Choke" position.
4. Set the rocker switch to "On" position.
.. Rocker Switch
is shown in the
On position
5. Grasp the recoil handle and pull slowly until slight
resistance is felt. Then pull rapidly to start engine.
WARNING
When starting engine, pull cord slowly until resistance is
felt and then pull rapidly to avoid kickback.
NEVER start or stop engine with electrical devices
plugged in and turned on.
IMPORTANT: If engine floods, place choke ]ever in
"Run" position and crank until engine starts.
6. Move choke lever to "Run" position a short
distance at a time over several seconds in warm
weather or minutes in cold weather. Let engine
run smoothly before each change. Operate with
choke in "Run" position.
NOTE: If engine starts after 3 pulls but fails to run, or
if unit shuts down during operation, make sure unit is
on a level surface and check for proper oil level in
crankcase. This unit may be equipped with a low oil
3rotection device.
, WARNING
DO NOT touch hot surfaces.
Allow equipment to cool before touching.
The generator must be at least 5 feet from structures having
combustible walls and/or other combustible materials.
Keep at least 3 feet of clearance on all sides of generator
for adequate cooling, maintenance and servicing.
In the State of California a spark arrester is required by
law (Section 4442 of the California Public Resources
Code). Other states may have similar laws. Federal laws
apply on federal lands. If you equip the muffler with a
spark arrester, it must be maintained in effective working
order.You can order a spark arrester through your
authorized Sears service dealer.
To Stop the Engine
1. Unplug all electrical loads from generator panel
receptacles. NEVER start or stop engine with
electrical devices plugged in and turned on.
2. Let engine run at no-load for several minutes to
stabilize internal temperatures of engine and
generator.
3. Move rocker switch to "Off" position.
4. Move fuel valve to "Off' position.
CAUTION I
DO NOT stop engine by moving choke lever to "Choke"
position. Backfire, fire or engine damage could occur.
Connecting Electrical Loads
DO NOT connect 240 Volt loads to 120 Volt
receptacles.
DO NOT connect 3-phase loads to generator.
DO NOT connect 50 Hz loads to generator.
Let engine stabilize and warm up for a few minutes
after starting.
Plug in and turn on desired 120 and/or 240 Volt
AC, single phase, 60 Hz electrical loads.
DO NOT OVERLOAD THE GENERATOR. See
"Don't Overload Generator".

CORD SETS AND RECEPTACLES
Use only high quality, well-insulated, extension cords
with the generator's 120 Volt electrical receptacles.
CAUTION
NEVER attempt to power a device requiring more
amperage than generator or receptacle can supply.
DO NOT overload the generator. See "Don't Overload
Generator".
Check the ratings of all extension cords before you
use them, Extension cord sets used should be rated
for 125 Volt AC loads at 20 Amps or greater for most
electrical devices, Some devices, however, may not
require this type of extension cord. Check the owner's
manuals of those devices for the manufacturer's
recommendations.
Keep extension cords as short as possible, preferably
less than 15 feet long, to prevent voltage drop and
possible overheating of wires.
120 Volt AC, 20 Amp Duplex Receptacle
Each receptacle is protected against overload by a
single 20 Amp push-to-reset circuit breaker, Use each
receptacle to operate 120 Volt AC, single phase 60 Hz
electrical loads requiring up to 2,400 watts (2.4 kW) at
20 Amps of current,
120/240 Volt AC, 30 Amp Receptacle
This is a full capacity receptacle; it can supply the
generator's full rated output from this sole outlet, The
outlet is protected by two 20 Amp push-to-reset
circuit breakers.
4-Wire Cord Set
fW (Neutral)
Y (Hot) X (Hot)
NEMA L14-30 Ground (Green)
A NEMA L14-30 plug is used with this 240 Volt
receptacle, Connect a suitable 4-wire cord set to the
plug and to the desired load. The cord set should be
rated for 250 Volt AC loads at 30 Amps (or greater).
10

DON'T OVERLOAD GENERATOR
Capacity
You must make sure your generator can supply
enough rated (running) and surge (starting) watts for
the items you will power at the same time. Follow
these simple steps:
1. Select the items you will power at the same time.
2. Total the rated (running) watts of these items. This
is the amount of power your generator must
produce to keep your items running. See the table
on the right.
3. Estimate how many surge (starting) watts you will
need. Surge wattage is the short burst of power
needed to start electric motor-driven tools or
appliances such as a circular saw or refrigerator.
Because not all motors start at the same time,
total surge watts can be estimated by adding only
the item(s) with the highest additional surge watts
to the total rated watts from step 2.
Example:
Tool or Appliance
Window Air
Conditioner
Refrigerator
Deep Freezer
Television
Light (75 Watts)
Ra_d
(Running)Watts
1200
800
500
500
75
3075 Total
Running Watts
Total Rated (Running) Watts
Highest Additional Surge Watts
Total Generator Output Required
Additional Surge
(Starting) Watts
1600
1600
500
1800 Highest
Sure Watts
= 3075
= 1800
= 4875
Power Management
To prolong the life of your generator and attached
devices, it is important to take care when adding
electrical loads to your generator. There should be
nothing connected to the generator outlets before
starting it's engine. The correct and safe way to
manage generator power is to sequentially add loads
as follows:
1. With nothing connected to the generator, start the
engine as described in this manual.
2. Plug in and turn on the first load, preferably the
largest load you have.
3. Permit the generator output to stabilize (engine
runs smoothly and attached device operates
properly.
4. Plug in and turn on the next load.
5. Again, permit the generator to stabilize.
6. Repeat steps 4 and 5 for each additional load.
NEVER add more loads than the generator capacity.
Take special care to consider surge loads in generator
capacity, as described above.
Tool or Appliance
Essentials
Light Bulb - 75 watt
Deep Freezer
Sump Pump
Refrigerator/Freezer- 18 Cu. Ft.
Water Well Pump - 1/3 HP
Heating/Cooling
Window AC - 1O_OOOBTU
Window Fan
Furnace Fan Blower - 1/2 HP
Kitchen
Microwave Oven -1006 Watt
Coffee Maker
Electric Stove - Single Element
Hot Plate
Family Room
DVD/CD Player
VCR
Stereo Receiver
Color Television - 2T'
Personal Computer w/17 °
monitor
Other
Security System
AM/FM Clock Radio
Garage Door Opener- 1/2 HP
Electric Water Heater - 40
Gallon
DIY/Job Site
Quartz Halogen Work Light
Airless Sprayer - 1/3 HP
Reciprocating Saw
Electric Drill - 1/2 HP
Circular Saw - 7 1/4"
Miter Saw - 10"
Table Planer - 6 °
Table Saw/Radial Arm Saw -
10"
Air Compressor - 1-1/2 HP
*Wattages listed are approximate only.
appliance for actual wattage.
Additional
Rated*
(Running) Surge
Watts (Starting)
Watts
75
500 500
860 1200
860 1600
1006 2000
1206 1800
300 600
860 1300
1006
1506
1506
2506
100
100
45O
5OO
8OO
180
3OO
480 526
4006
1006
660 1200
960 966
1006 1000
1506 1500
1806 1800
1806 1800
2006 2000
2506 2500
Check tool or
11

ENGINE TECHNICAL INFORMATION
This is a single cylinder, overhead valve(OHV), air
cooled engine. It is a low emissions engine.
In the State of California, Model Series 200000
engines are certified by the California Air Resources
Board to meet emissions standards for 250 hours.
Such certification does not grant the purchaser, owner
or operator of this engine any additional warranties
with respect to the performance or operational life of
this engine. The engine is warranted solely according
to the product and emmisions warranties stated
elsewhere in this manual.
Power Ratings
The power ratings for an individual engine model are
initially developed by starting with SAE (Society of
Automotive Engineers) code J1940 (Small Engine
Power & Torque Rating Procedure) (Revision 2002-
05). Given both the wide array of products on which
our engines are placed, and the variety of
environmental issues applicable to operating the
equipement, it may be that the engine you have
purchased will not develop the rated horsepower when
used in a peice of power equipment (actual "on-site"
power). This difference is due to a variety of factors
including, but not limited to, the following: differences
in altitude, temperature, barometric pressure, humidity,
fuel, engine lubrication, maximum governed engine
speed, individual engine to engine variability, design of
the particular peice of power equipment, the manner in
which the engine is operated, engine run-in to reduce
friction and clean out of combustion chambers,
adjustments to the valves and carburetor, and other
factors. The power ratings may also be adjusted
based on comparisons to other similar engines
utilizedin similar applications, and will thereforenot
necessarily match the values derived using the
foregoing codes.
PRODUCT SPECIFICATIONS
Generator Specifications
Rated Maximum Power ......... 5600 Watts (5.6 kW)
Surge Power ................. 8600 Watts (8.6 kW)
Rated AC Voltage ................... 120/240 Volts
Rated Maximum AC Current
at 240 Volts ..................... 23.3 Amperes
at 120 Volts ..................... 46.6 Amperes
Rated Frequency ............... 60 Hz at 3600 rpm
Phase ............................. Single Phase
Unit Weight ............................. 170 Ibs.
Engine Specifications
Rated Horsepower ................. 10 at 3600 rpm
Bore ............................ 3.12 in. (79mm)
Stroke .......................... 2.44 in. (62mm)
Displacement ................... 18.64 in. (305 cc)
Spark Plug
Type: .......... Champion RC12YC or Equivalent
Set Gap To: ................ 0.030inch (0.76mm)
Armature Air Gap: .................. 0.008-0.012 in.
(0.20-0.30mm)
Valve clearance with valve springs installedand piston1/4 in.
(6 mm) past top dead center (check when engine iscold).
Intake ........................... 0.004-0.006 in.
(0.10-0.15 mm)
Exhaust .......................... 0.004-0.006 in.
(0.10-0.15 mm)
Fuel Capacity ...................... 5 U.S. gallons
Oil Capacity ................ 28 Ounces (.8 Liters)
Oil Type:
Above 40 ° F ........................ Sae 30
Below 40 ° F ............ SAE 5W-30 or 10W-30
12

OWNER'S RESPONSIBILITIES
Follow the hourly or calendar intervals, whichever occurs first,
More frequent service is recuired when operating in adverse conditions noted below.
MAINTENANCE SCHEDULE
FILL IN DATES AS YOU SERVICE DATES
COMPLETE REGULAR SERVICE
Before Every 25 HOURS Every 50 HouRS Every 100
MAINTENANCE TASK Each Use or Yearly or Yearly Hours or Yearly
SERVICE DATES
Check oil level
Clean debris
Change engine oil
Service air cleaner
Service spark plug
Service spark arrester
Clean cooling system
Prepare for storage
X
X
X 2
X _
X
X
X2
If unit is to remain idle for longer than 30 days
Change oil after the fiRSt(5) operating hours and every 50 hours or every year, whichever occurs first, thereafter
Change sooner when operating under dirty or dusty conditions.
2 Clean or replace more often under dirty or dusty conditions
GENERAL RECOMMENDATIONS
Regular maintenance will improve the performance
and extend the life of the generator. See any
authorized Sears dealer for service.
The generator's warranty does not cover items that
have been subjected to operator abuse or negligence.
To receive full value from the warranty, the operator
must maintain generator as instructed in this manual.
Some adjustments will need to be made periodically to
properly maintain your generator.
All service and adjustments should be made at least
once each season. Follow the requirements in the
"Maintenance Schedule" chart above.
NOTE: Once a year you should clean or replace the
spark plug and replace the air filter. A new spark plug
and clean air filter assure proper fuel-air mixture and
help your engine run better and last longer.
EMISSION CONTROL
Maintenance, replacement or repair of the emission
control devices and systems may be performed by any
non-road engine repair establishment or individual.
GENERATOR MAINTENANCE
Generator maintenance consists of keeping the unit
clean and dry. Operate and store the unit in a clean dry
environment where it will not be exposed to excessive
dust, dirt, moisture or any corrosive vapors. Cooling air
slots in the generator must not become clogged with
snow, leaves, or any other foreign material.
Check the cleanliness of the generator frequently and
clean when dust, dirt, oil, moisture or other foreign
substances are visible on its exterior surface.
NOTE: DO NOT use a garden hose to clean
generator. Water can enter the engine fuel system and
cause problems. In addition, if water enters the
generator through cooling air slots, some of the water
will be retained in voids and cracks of the rotor and
stator winding insulation. Water and dirt buildup on the
generator internal windings will eventually decrease
the insulation resistance of these windings.
Generator Cleaning
Daily or before use, clean accumulated debris from
generator. Keep linkage, spring and controls clean.
Keep area around and behind muffler free from any
combustible debris.
Generator parts should be kept clean to reduce the
risk of overheating and ignition of accumulated debris.
Use a damp cloth to wipe exterior surfaces clean.
CAUTION
DO NOT expose generator to excessive moisture, dust,
dirt, or corrosive vapors.
DO NOT insert any objects through cooling slots.
Use a soft bristle brush to loosen caked on dirt, oil,
etc.
Use a vacuum cleaner to pick up loose dirt and debris.
Use low pressure air (not to exceed 25 psi) to blow
away dirt. Inspect cooling air slots and openings on
the generator. These openings must be kept clean
and unobstructed.
13

ENGINE MAINTENANCE
WARNING
WHEN ADJUSTING OR MAKING REPAIRS TO YOUR
_,ENERATOR
Disconnect the spark plug wire from the spark plug and
place the wire where it cannot contact spark plug.
VNEN TESTING FOR ENGINE SPARK
Use approved spark plug tester.
DO NOT check for spark with spark plug removed.
Checking Oil Level
Oil level should be checked prior to each use or at
least every 5 hours of operation. Keep oil level
maintained.
Changing Engine Oil
Change the oil after the first 5 hours of operation.
Change oil every 50 hours thereafter. If you are using
your generator under extremely dirty or dusty
conditions, or in extremely hot weather, change the oil
more often.
CAUTION
Used motor oil has been shown to cause skin cancer in
certain laboratory animals.
Thoroughly wash exposed areas with soap and water.
KEEP OUT OF REACH OF CHILDREN.
DON'T POLLUTE. CONSERVE
RESOURCES. RETURN USED OIL TO
COLLECTION CENTERS.
Change the oil while the engine is still warm from
running, as follows:
1. Clean area around oil drain plug. The oil drain
plug is located at base of engine, opposite
carburetor.
2,
3.
4.
5.
Remove oil drain plug and oil fill cap and drain oil
completely into a suitable container.
Install oil drain plug and tighten securely.
Fill oil sump with recommended oil to the point of
overflowing. See page 7 for oil recommendations.
Install oil cap. Tighten cap securely.
6. Wipe up any spilled oil.
Clean/Replace Spark Plug
Change the spark plug every 100 hours of operation
or once each year, whichever comes first, This will
help your engine to start easier and run better.
1. Clean area around spark plug.
2. Remove and inspect spark plug.
3. Check electrode gap with wire feeler gauge and
set spark plug gap to 0.030 inch (0.76mm) if
necessa_.
\
4. Replace spark plug if electrodes are pitted, burned
or porcelain is cracked. Use a recommended
replacement plug.
NOTE: You can purchase a new spark plug by calling
1-800-366-PART.
Service Air Cleaner
Your engine will not run properly and may be
damaged if you run it using a dirty air cleaner. Clean
or replace the air cleaner paper filter once every
25 hours of operation or once a year, whichever
comes first. Clean or replace more often if operating
under dusty or dirty conditions.
Service Air Filter
1. Loosen screws and remove air cleaner cover.
Remove paper filter.
Cartridge
Cover
Screw. Base
2. Install clean (or new) air cleaner assembly inside
cover. Dispose of old filter properly,
3. Assemble air cleaner cover onto base and tighten
screws.
NOTE: You can purchase new air cleaner elements by
calling 1-800-366-PART.
14

Carburetor
If you think your carburetor needs adjusting, see your
nearest Sears service center, Engine performance
may be affected at altitudes above 3000 feet, For
operation at higher elevations, contact your nearest
Sears service center,
Clean Spark Arrester Screen
The engine exhaust muffler has a spark arrester
screen, Inspect and clean the screen every 100 hours
of operation or once each year, whichever comes first,
WARNING
DO NOT touch hot surfaces.
Allow equipment to cool before touching.
The generator must be at least 5 feet from structures having
combustible walls and/or other combustible materials.
Keep at least 3 feet of clearance on all sides of generator
for adequate cooling, maintenance and servicing.
In the State of California a spark arrester is required by law
(Section 4442 of the California Public Resources Code).
Other states may have similar laws. Federal laws apply on
federal lands. If you equip the muffler with a spark arrester,
it must be maintained in effective working order.
NOTE: You can purchase a new spark arrester screen
by calling 1-800-366-PART.
If you use your generator on any forest-covered, brush-
covered, or grass-covered unimproved land, it must
have a spark arrester. The spark arrester must be
maintained in good condition by the owner/operator.
Clean and inspect the spark arrester as follows:
1. To remove muffler heat shield from muffler, remove
four screws that connect guard to muffler bracket,
Spark Arrester Screen
Muffler
Heat Shield
2.
3.
Remove four screws that attach spark arrester
screen,
Inspect screen and replace if torn, perforated or
otherwise damaged, DO NOT use a defective
screen, If screen is not damaged, clean it with
commercial solvent,
4. Reattach screen and muffler guard.
Air Cooling System
Over time debris may accumulate in cylinder cooling
fins and cannot be observed without partial engine
disassembly, For this reason, we recommend you
have an authorized Sears service dealer clean the
cooling system per recommended intervals (see
"Maintenance Schedule" on page 13), Equally
important is to keep top of engine free from debris,
See "Generator Cleaning".
CLEAN
15

GENERAL
The generator should be started at least once every
seven days and allowed to run at least 30 minutes. If
this cannot be done and you must store the unit for
more than 30 days, use the following information as a
guide to prepare it for storage.
Long Term Storage Instructions
It is important to prevent gum deposits from forming in
essential fuel system parts, such as the carburetor,
fuel filter, fuel hose or tank during storage. Also,
experience indicates that alcohol-blended fuels (called
gasohol, ethanol or methanol) can attract moisture,
which leads to separation and formation of acids
during storage. Acidic fuel can damage the fuel
system of an engine while in storage.
To avoid engine problems, the fuel system should be
emptied before storage of 30 days or longer. Follow
these instructions:
WARNING
WHEN STORING FUEL OR EQUIPMENT WITH FUEL IN
TANK
Store away from furnaces, stoves, water heaters, clothes
dryers or other appliances that have pilot light or other
ignition source because they can ignite fuel vapors.
VHEN DRAINING FUEL
Turn generator OFF and let it cool at least 2 minutes
before removing fuel cap. Loosen cap slowly to relieve
pressure in tank.
Drain fuel tank outdoors.
Keep fuel away from sparks, open flames, pilot lights,
heat, and other ignition sources.
DO NOT light a cigarette or smoke.
Protect Fuel System
1. Remove all gasoline from fuel tank to prevent gum
deposits from forming on these parts and causing
possible malfunction of engine.
2. Run engine until engine stops from lack of fuel.
Change Oil
While engine is still warm, drain oil from crankcase.
Refill with recommended grade.
Oil Cylinder Bore
Remove spark plug and pour about 1 ounce (30ml)
of clean engine oil into the cylinder.
Install spark plug and crank slowly to distribute oil.
Generator
1. Clean generator as outlined in "Generator Cleaning".
2. Check that cooling air slots and openings on
generator are open and unobstructed.
Other Storage Tips
1. DO NOT store fuel from one season to another,
2.
3.
4.
5.
Replace fuel can if it starts to rust. Contaminated
fuel will cause engine problems.
If possible, store unit indoors and cover it to give
protection from dust and dirt. BE SURE TO
EMPTY FUEL TANK,
Cover unit with a suitable protective cover that
does not retain moisture.
Store generator in clean, dry area.
WARNING
DO NOT place a storage cover over a hot generator.
Let equipment cool for a sufficient time before placing
the cover on the equipment.
16

Problem
Engine is running, but no AC
output is available.
Engine runs good at no-load but
"bogs down" when loads are
connected,
Cause
1, One of the circuit breakers is
open,
2, Poor connection or defective
cord set,
3, Connected device is bad.
4.
1.
2.
3.
4.
1.
2.
Fault in generator,
Short circuit in a connected
load,
Generator is overloaded,
Engine speed is too slow.
Shorted generator circuit,
Fuel valve in the "Off' position.
Rocker Switch set to "Off'.
Correction
1, Reset circuit breaker,
2, Check and repair,
3, Connect another device that is
in good condition.
4, Contact Sears service facility.
1, Disconnect shorted electrical
load.
2, See "Don't Overload
Generator",
3, Contact Sears service facility.
4, Contact Sears service facility.
1, Set fuel valve to the "On"
position.
2, Set switch to "On",
3, Dirty air cleaner.
4, Out of gasoline.
5, Stale gasoline,
3, Clean or replace air,
4, Fill fuel tank,
5, Drain fuel tank; fill with fresh
fuel,
Engine will not start; or starts
and runs rough.
6,
7,
8.
9.
Spark plug wire not connected
to spark plug,
Bad spark plug,
Water in gasoline,
Overchoking,
10, Low oil level.
11, Excessively rich fuel mixture,
12, Intake valve stuck open or
closed,
13, Engine has lost compression,
Out of gasoline,
6, Connect wire to spark plug,
7, Replace spark plug,
8, Drain fuel tank; fill with fresh
fuel,
9, Open choke fully and crank
engine,
10, Fill crankcase to proper level.
11, Contact Sears service facility.
12. Contact Sears service facility.
13, Contact Sears service facility,
Engine shuts down during Fill fuel tank.
operation.
1, Load is too high,
Engine lacks power.
2, Dirty air filter,
1, Choke is opened too soon,
Engine "hunts" or falters. 2, Carburetor is running too rich or
too lean,
1,
2,
1,
2,
See "Don't Overload
Generator",
Replace air filter,
Move choke to halfway position
until engine runs smoothly.
Contact Sears service facility.
17

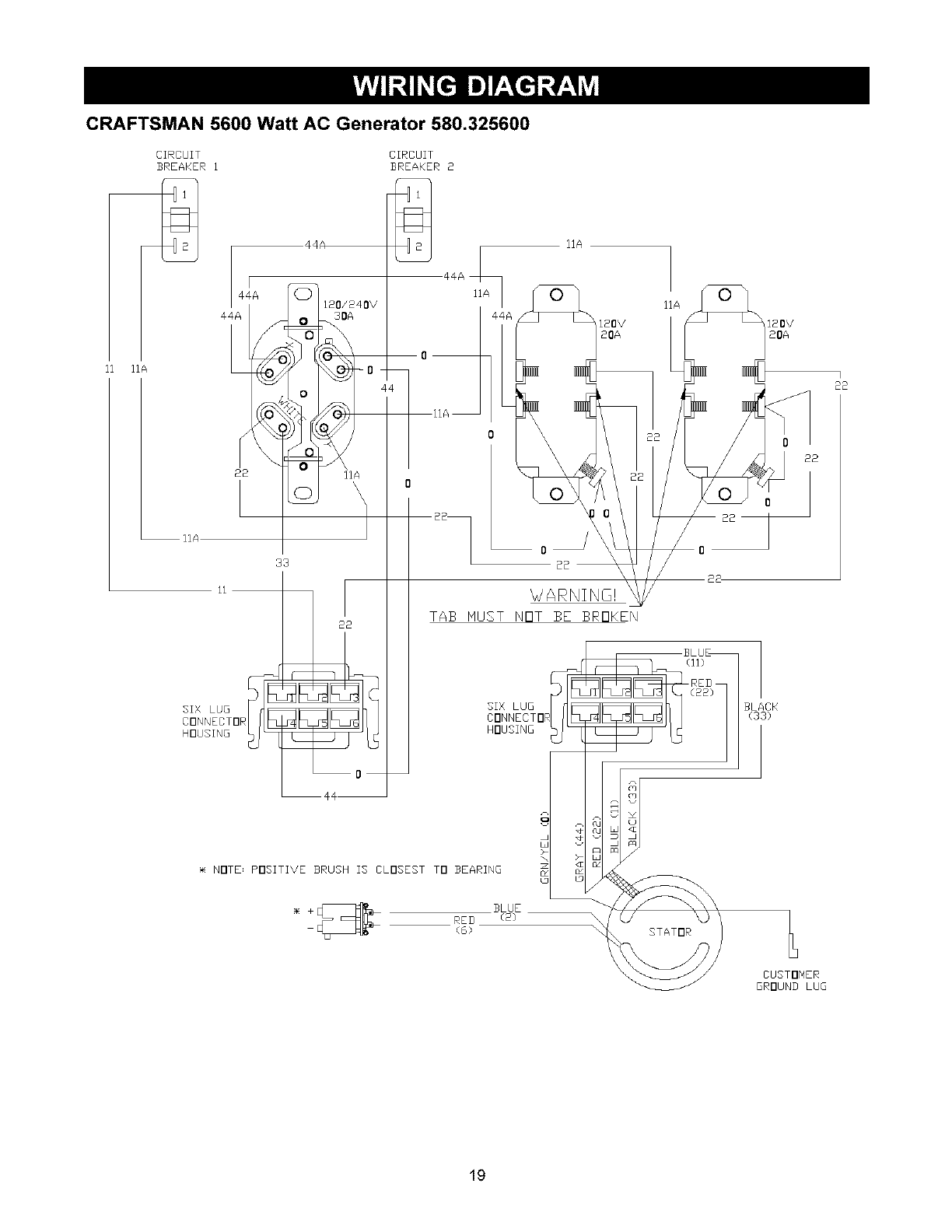
CRAFTSMAN 5600 Watt AC Generator 580.325600
BRIDGE
RECTIFIER
BLUE (2) RED (6)
(1) EXCITATIDN (4)
FIELD
BLUE RED BLACK GRAY
BLUE
(ii)
RED BLACK
(22) (33) GRAY
(44)
BLUE
(IIA)
BLUF
(IIA)
BLUE
(IIA)
(22)
120V/20A
RED
(22)
(O)
REB
(22)
120/240V/30A
(22)
BLUE
(IIA)
GRAY
(44A)
18

CRAFTSMAN 5600 Watt AC Generator 580.325600
CIRCUIT
BREAKER 1
2
IIA
120/240V
30A
CIRCUIT
BREAKER 2
IIA
IIA
4, 120V
20A
IIA
120V
20A
I
22
/
IIA
ii
SIX LUG
CONNECTOR
HOUSING
22 IIA
33
22
22
_/ARNING!
TAB MUST NOT BE BROKEN
BLACK
(33)
NOTE= POSITIVE BRUSH 13 CLOSEST TO BEARING
REB /2/
(61
CUSTONER
GROUND LUG
19

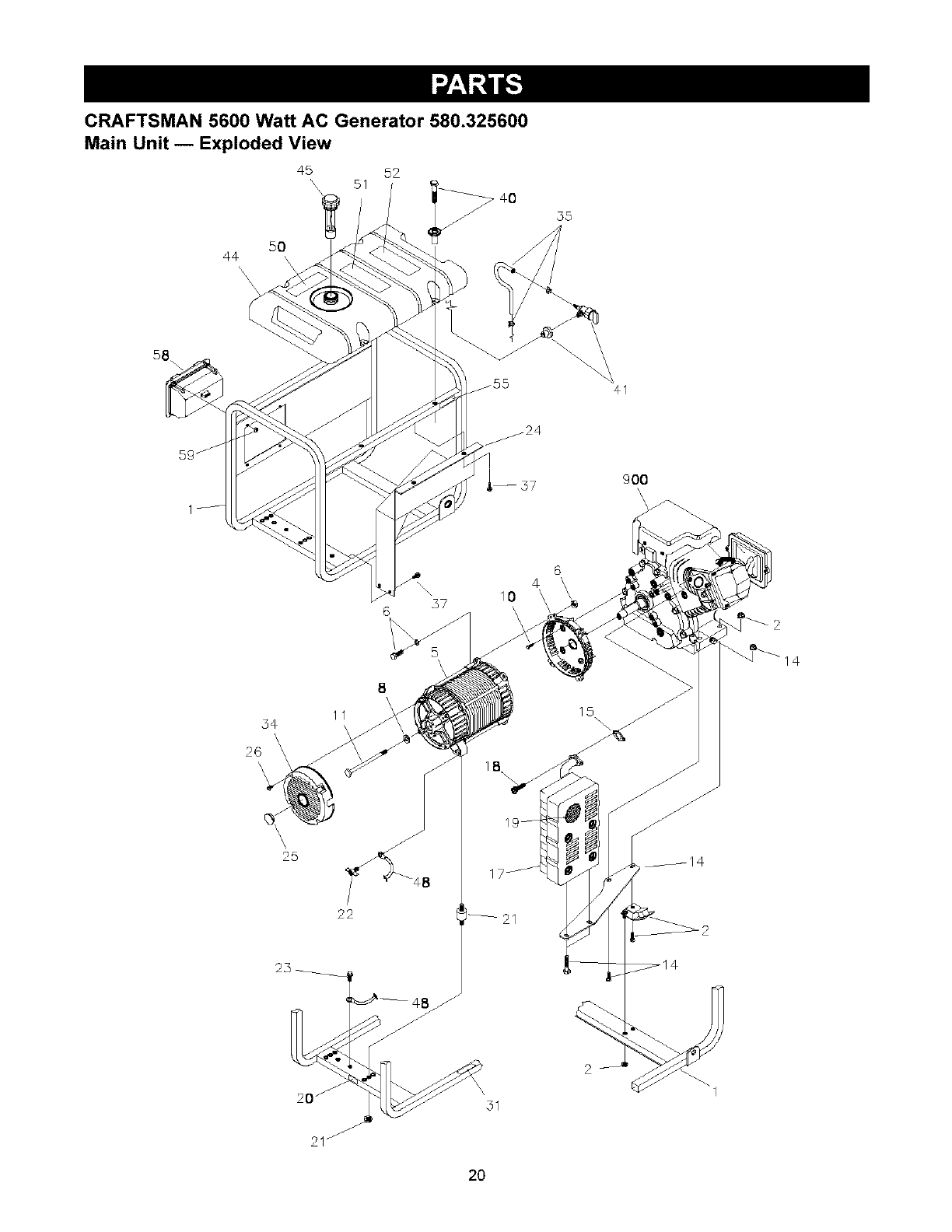
CRAFTSMAN 5600 Watt AC Generator 580.325600
Main Unit -- Exploded View
50
44
'\ \\
45 52
\\ 51 >-40
35
41
900
\
\
@
4
37 10
6
54
\
26
'\
\\
25
8\
11
\
22
¢8
2
31
14
2O

CRAFTSMAN 5600 Watt AC Generator 580.325600
Main Unit- Parts List
Item Part #
1 M194766GS
2 194150GS
4 190220GS
5 NSP
6 194151GS
8 96796GS
10 190274BGS
11 187365FGS
14 194729GS
15 695398
17 189008GS
18 60706GS
19 83083GS
20 B4986GS
21 194153GS
22 86494GS
23 86292GS
24 192794GS
25 191190GS
26 74908GS
31 77816GS
34 195422GS
35 194397GS
37 192376GS
40 194398GS
41 192980GS
44 193668GS
45 B4363GS
48 195373GS
50 188333GS
51 194799GS
52 189235GS
55 73054GS
58 190355GS
59
900 NSP
Description
CRADLE
KIT, Vibration Mount, 45 ° Srv
HOUSING, Engine Adapter
ASSY, Alternator (see page 24)
KIT, Hardware Mount, Aptr.
WASHER, M8 Flat
SBHCS, 3/8-16 x 1.0 Lg.
HHCS, 5/16-24 x 7.44
KIT, Muffler Bracket, w/Hardware
GASKET, Exhaust
MUFFLER
SCREW, 5/16 - 18 x 3/4"
SCREEN, Spark Arrest
DECAL, Ground, Green
KIT, Mount, Vibration. AIt. Srv
SCREW, Wing M6 - 1.0 x 16
SCREW, 10 - 16 x 3/4, Self Driller
SHIELD, Heat
CAP
SCREW, M5-0.8 x 10 Taptite
DECAL, Hot Muffler
COVER, Bearing Carrier
KIT, Fuel Hose, Formed, Srv
SCREW, 12-24 x 1/2 THD Forming
KIT, Hardware Fuel Tank
KIT, Valve, Tank, Srv
ASSY, Tank, Fuel (Includes Items 41, 50, 51 & 52)
CAP, Fuel Gauge
WIRE, Ground
DECAL, Gas Fill
DECAL, Danger
DECAL, Start Instructions
DECAL, Shut-Off, Fuel
ASSY, Control Panel (see page 22)
NUT, Palnut, 3/16"
ENGINE
Parts Not Illustrated
191646GS
43438GS
AB3061GS
191559GS
DECAL, Set
PLUG, 250V, 30A
BOTTLE, Oil
MANUAL, Owners
Optional Accessories Not Shown
0932688GS Cord Wrap Kit
9932785GS Storage Cover
*- Items without part numbers are common fasteners, available at local hardware stores.
21

CRAFTSMAN 5600 Watt AC Generator 580.325600
Control Panel -- Exploded View and Parts List
m
\\\\\
7
6 \
\\\
2
13
12
\ 9
s
10
16 15
\\\\
11
17
\\\,
14
Item Part #
1 195112GS
2 188889GS
6 68759GS
7
8 84198GS
9 75207GS
10 43437GS
11
12
13 93857GS
14 188890GS
15
16 22694GS
17
Description
KIT, Control Panel Lid
CONTROL PANEL, Compact
OUTLET, 120V, 20A, Duplex
NUT, Palnut, Pushnut, 5/32
CAP, Circuit Breaker
BREAKER, Circuit
OUTLET, 120/240V, Locking, 30A
NUT, Palnut, Pushnut, 3/16
SCREW, Phillips, Head 3.5 x 18
BAR, Retaining
COVER, Back, Control Panel
SCREW, Self Tapping, STC 3 x 18
HOUSING, Receptacle
SCREW, Phillips, 3.5 x 14
*- Items without part numbers are common fasteners,
available at local hardware stores.
22

CRAFTSMAN 5600 Watt AC Generator 580.325600
Wheel Kit -- Exploded View and Parts List
l
3
\\
/
%
/
7
8
Item Part # Description
1 189715GS ASSY, Handle
2 B1764GS LEG, Mounting
3 52858GS NUT, Locking Hex M8- 1.25
4 HHCS, M8 -1.25 x 45
5 191267HGS AXLE, 5/8"x22.87"
6 B4966GS WHEEL
7 191265GS E-RING
8 WASHER, Flat 5/8
9 HHCS, M8- 1.25 x 16
Parts Not Illustrated
189718GS GRIP
189716GS CAP, Handle End
*- Items without part numbers are common fasteners,
available at local hardware stores.
23

CRAFTSMAN 5600 Watt AC Generator 580.325600
Alternator -- Exploded View and Parts List
5
6
\2
\1
8
10
13
Item Part#
1 186059GS
2 190032GS
3 190079AGS
4 186060GS
5 86308HGS
6 91825GS
7 66849GS
8 22694GS
9 81917GS
10 193428AGS
13 194274GS
Description
ADAPTER, Mounting, Alternator
ROTOR
STATOR
RBC, with O-Ring (p/n 189197GS)
HHCS, M6 - 1.0 x 140 SEMS
ASSY, Holder, RectifiedBrush
TAPTITE, M5 - 0.8 x 16
RECEPTACLE, 6 pin
PIN, Roll, 4ram x 10
ASSY, Wire, Ground
HARNESS, Wire, Power
24

ENGINE, 10 HP, Briggs and Stratton, 204412 - Exploded View
718A
12
718 j
742
1052_ 774_ 493
356 799A_
105_
22 _364
306
15
307
28_
cJ
615
27 o
7
883
1095 VALVE GASKET SET
868
358 ENGINE GASKET SET
_o_ _> 8_
51A_ 3o_
25

ENGINE, 10 HP, Briggs and Stratton, 204412 - Exploded View
868
798_
11oo
121 CARBURETOR OVERHAUL KIT
633 @
105
633 @
51A_
914
95
633 ®231
117
369 _
127 O
105_
137
950
26

ENGINE, 10 HP, Briggs and Stratton, 204412 - Exploded View
347
188_
564A 334
564%
977 CARBURETOR GASKET SET
633@
445
60_
1005
59_
65 _
55
456_ 597D
689_ _ _j
459_ J
121(
1211
f
J
356A_
356B
56__
505
455
1°7°_
305
27

ENGINE, 10 HP, Briggs and Stratton, 204412 - Parts List
Item Part #Description Item Part #
1 695464 Cylinder Assembly 219 693578
2 495657 Kit-Bushing/Seal (Magneto Side) 220 691724
3 391086 Seal-Oil (Magneto Side) 222 694866
5 697233 Head-Cylinder 227 694864
7 694872 Gasket-Cylinder Head 231 691636
11 696796 Tube-Breather 286 695186
12 694953 Gasket-Crankcase 304 697250
13 690360 Screw (Cylinder Head) 305 690960
15 691686 Plug-Oil Drain 306 697204
16 694678 Crankshaft 307 691660
18 694951 Cover-Crankcase 332 694685
19 495657 Kit-Bushing/Seal (PTO Side) 333 715231
20 391086 Seal-Oil (PTO Side) 334 691061
21 281658 Cap-Oil Fill 337 491055
22 695174 Screw (Engine Sump) 347 697854
23 694954 Flywheel 356 695366
24 222696 Key-Flywheel 356A 695295
25 695457 Piston Assembly (Standard) 356B 692603
695458 Piston Assembly (.010" Oversize) 358 695438
695459 Piston Assembly (.020" Oversize) 364 695365
695460 Piston Assembly (.030" Oversize) 369 695422
26 694004 Ring Set (Standard) 425 694515
694006 Ring Set (.010" Oversize) 445 491588
694006 Ring Set (.020" Oversize) 455 694683
694010 Ring Set (.030" Oversize) 456 692299
27 690975 Lock-Piston Pin 459 281505
28 696581 Pin-Piston 493 694861
29 694691 Rod-Connecting 505 691251
30 694692 Dipper-Connecting Rod 552 694674
32 690976 Screw (Connecting Rod) 562 92613
33 499596 Valve-Exhaust 564 692577
34 697464 Valve-Intake 564A 692198
35 694865 Spring-Valve (Intake) 592 690800
36 694865 Spring-Valve (Exhaust) 597 691696
40 690694 Retainer-Valve 604 697236
42 499586 Keeper-Valve 606 695287
45 690977 Tappet-Valve 615 694676
46 697239 Camshaft 616 694675
51 694874 Gasket-Intake 632 695917
51A 694875 Gasket-intake 633 690998
53 694869 Stud (Carburetor) 635 710901
55 695288 Housing-Rewind Starter 689 691855
58 693389 Rope-Starter (Cut to Required Length) 718 690959
59 805957 Grip-insert 718A 695178
60 715257 Grip-Starter Rope 741 691288
65 690837 Screw (Rewind Starter) 742 692564
95 691636 Screw (Throttle Valve) 746 694679
97 696387 Shaft-Throttle 774 695447
98 695408 Kit-Idle Speed 798 690967
104 694918 Pin-Float Hinge 799 690297
105 696136 Valve-Float Needle 799A 695446
106 696209 Valve-Choke 868 690968
117 696134 Jet-Main (Standard) 883 695398
118 696135 Jet-Main (High Altitude) 914 693732
121 696146 Kit-Carburetor Overhaul 950 695407
122 694876 Spacer-Carburetor 966 692321
125 695918 Carburetor 975 696138
127 690727 Plug-Welch 977 696147
130 696139 Valve-Throttle 1005 694684
133 694914 Float-Carburetor 1022 690971
135 696142 Tube-Fuel Transfer 1023 697691
137 695426 Gasket-Float Bowl 1026 695177
141 696208 Kit-Choke Shaft 1029 690972
146 690979 Key-Timing 1052 694858
161 694870 Base-Air Cleaner 1052A 696954
163 692277 Gasket-Air Cleaner 1070 691058
185 690958 Nut (Air Cleaner Base) 1095 695440
188 690877 Screw (Control Bracket) 1100 690973
192 690083 Bali-Rocker Arm 1210 498144
209 694867 Spring-Governor 1211 498144
Description
Gear-Governor
Washer (Governor Gear)
Bracket-Control
Lever-Governor Control
Screw (Choke Valve)
Module-Oil Sensor
Housing-Blower
Screw (Blower Housing)
Shield-Cylinder
Screw (Cylinder Shield)
Nut (Flywheel)
Armature-Magneto
Screw (Magneto Armature)
Plug-Spark
Switch-Rocker
Wire-Stop
Wire-Stop
Wire-Stop
Gasket Set-Engine
Terminal-Oil Plug
Spring-Float Bowl
Screw (Air Cleaner Cover)
Filter-Air Cleaner Cartridge
Cup-Flywheel
Plate-Pawl Friction
PawI-Ratchet
Bracket-Mounting
Nut (Governor Control Lever)
Bushing-Governor Crank
Bolt (Governor Control Lever)
Screw (Control Cover)
Screw (Control Cover)
Nut (Rewind Starter)
Screw (Pawl Friction Plate)
Cover-Control
Starter-Rewind
Retainer-Governor Shaft
Crank-Governor
Spring/Link-Mechanical Governor
Seal-Choke/Throttle Shaft
Boot-Spark Plug
Spring-Friction
Pin-Locating
Pin-Locating
Gear-Timing
Retainer-E Ring
Gear-Idler
Screw (Stop Wire)
Screw (Rocker Arm)
Screw (Oil Sensor)
Screw (Oil Sensor)
Seal-Valve
Gasket-Exhaust
Screw (Rocker Cover)
Screw (Float Bowl)
Cover-Air Cleaner
Bowl-Float
Gasket Set-Carburetor
Fan-Flywheel
Gasket-Rocker Cover
Cover-Rocker
Rod-Push
Rocker Arm
Sensor-Oil
Sensor-Oil
Screw (Flywheel Fan)
Valve Gasket Set
Pivot-Rocker Arm
Pulley/Spring Assembly (Pulley)
Pulley/Spring Assembly (Spring
28

29

Seam, Roebuck and Co., U.S.A. (Sears), the California Air Resources Board (CARB) and
the United States Environmental Protection Agency (U.S.EPA)
Emission Control System Warranty Statement
(Owner's Defect Warranty Rights and Obligations)
EMISSION CONTROL WARRANTY COVERAGE IS a. Fuel Metering System
APPLICABLE TO CERTIFIED ENGINES PURCHASED IN
CALIFORNIA IN 1995 AND THEREAFTER WHICH ARE
USED IN CALIFORNIA, AND TO CERTIFIED MODEL
YEAR 1997 AND LATER ENGINES WHICH ARE
PURCHASED AND USED ELSEWHERE IN THE UNITED
STATES (AND AFTER JANUARY 1, 2001 IN CANADA).
California and U.S. EPA Emission Control Warranty
Statement Your Warranty Rights and Obligations
The California Air Resources Board (CARB), U.S.EPA and
Sears are pleased to explain the Emission Control System
Warranty on your model year 2000 and later small off-road
engine (SORE). In California, new small off-road engines
must be designed, built and equipped to meet the State's
stringent anti-smog standards. Elsewhere in the United
States, new non-road, spark-ignition engines certified for
model year 1997 and later, must meet similar standards set
forth by the U.SEPA. Sears must warrant the emission
control system on your engine for the periods of time listed
below, provided there has been no abuse, neglect, or
improper maintenance of your small off-road engine.
Your emission control system may include parts such as the
carburetor or fuel-injection system, the ignition system, and
catalytic converter. Also included may be hoses, belts,
connectors and other emission related assemblies.
Where a warrantable condition exists, Sears will repair your
small off-road engine at no cost to you including diagnosis,
parts and labor.
Sears Emission Control Defects Warranty Coverage
The 1995 and later small off-road engines are warranted for
two years. If any emission-related part on your engine is
defective, the part will be repaired or replaced by Sears.
Owner's Warranty Responsibilities
As the small off-reed engine owner, you are responsible for
the performance of the required maintenance listed in this
owner's manual. Sears recommends that you retain all your
receipts covering maintenance on your small off-road
engine, but Sears cannot deny warranty solely for the lack of
receipts or for your failure to ensure the performance of all
scheduled maintenance.
As the small off-reed engine owner, you should however be
aware that Sears may deny you warranty coverage if your
small off-road engine or a part has failed due to abuse,
neglect, improper maintenance or unapproved modifications.
You are responsible for presenting your small off-road
engine to an approved Sears Service Center as soon as a
problem exists. The warranty repairs should be completed in
a reasonable amount of time, not to exceed 30 days.
If you have any questions regarding your warranty rights and
responsibilities, you should contact a Sears Service
Representative at 1-800-469-4663.
Sears Emission Control Defects Warranty Provisions
The following are specific provisions relative to your
Emission Control Defects Warranty Coverage.
1. Warranted Parts
Coverage under this warranty extends only to the parts
listed below (the emission control systems parts) to the
extent these parts were present on the engine purchased.
In the USA and Canada, a 24-hour hotline, 1-800-469-4663, has a
maintenance information.
Cold start enrichment system
Carburetor and internal parts
Fuel Pump
b. Air Induction System
Air cleaner
Intake manifold
c. Ignition System
Spark plug(s)
Magneto ignition system
d. Catalyst System
Catalytic converter
Exhaust manifold
Air injection system or pulse valve
e. Miscellaneous Items Used in Above Systems
Vacuum, temperature, position, time sensitive valves
and switches
Connectors and assemblies
2. Length of Coverage
Sears warrants to the initial owner and each subsequent
owner that the Warranted Parts shall be free from
defects in materials and workmanship which caused the
failure of the Warranted Parts for a period of two years
from the date the engine is delivered to a retail
purchaser.
3. No Charge
Repair or replacement of any Warranted Part will be
performed at no charge to the owner, including
diagnostic labor which leads to the determination that a
Warranted Part is defective, if the diagnostic work is
performed at an approved Sears Service Center.
4. Claims and Coverage Exclusions
Warranty claims shall be filed in accordance with the
provisions of the Sears Warranty Policy. Warranty
coverage shall be excluded for failures of Warranted
Parts which are not odginal Sears parts or because of
abuse, neglect or improper maintenance as set forth in
the Sears Engine Warranty Policy. Sears is not liable to
cover failures of Warranted Parts caused by the use of
add-on, non-original, or modified parts.
5. Maintenance
Any Warranted Part which is not scheduled for
replacement as required maintenance or which is
scheduled only for regular inspection to the effect of
"repair or replace as necessary" shall be warranted as to
defects for the warranty period. Any Warranted Part
which is scheduled for replacement as required
maintenance shall be warranted as to defects only for
the period of time up to the first scheduled replacement
for that part. Any replacement part that is equivalent in
performance and durability may be used in the
performance of any maintenance or repairs. The owner
is responsible for the performance of all required
maintenance, as defined in this owner's manual
6. Consequential Coverage
Coverage hereunder shall extend to the failure of any
engine components caused by the failure of any
Warranty Part still under warranty.
menu of pre-recorded messages offering you product
3O

Emissions Durability Period and Air Index
Information On Your Engine Emissions Label
Engines that are certified to meet the California Air
Resources Board (CARB) Tier 2 Emission Standards must
display information regarding the Emissions Durability Period
and Air Index. The engine manufacturer makes this
information available to the consumer on emission labels.
The Emissions Durability Period describes the number of
hours of actual running time for which the engine is certified
to be emissions compliant, assuming proper maintenance in
accordance with the Operating & Maintenance Instructions.
The following categories are used:
Moderate: Engine is certified to be emission compliant for
125 hours of actual engine running time.
Intermediate: Engine is certified to be emission compliant
for 250 hours of actual engine running time.
Extended: Engine is certified to be emission compliant for
500 hours of actual engine running time.
For example, a typical walk-behind lawn mower is used
20 to 25 hours per year. Therefore, the Emissions
Durability Period of an engine with an intermediate rating
would equate to 10 to 12 years.
The Air Index is a calculated number describing the relative
level of emissions for a specific engine family. The lower the
Air Index, the cleaner the engine. This information is
displayed in graphical form on the emisions label.
Emissions Compliance Period On Engine
Emissions Compliance Label
After July 1, 2000 certain Sears engines will be certified to
meet the United States Environmental Protection Agency
(USEPA) Phase 2 emission standards. For phase 2 certified
engines, the Emissions Compliance Period referred to on
the Emissions Compliance label indicates the number of
operating hours for which the engine has been shown to
meet Federal emission requirements. For engines less than
225 cc displacement, Category C = 125 hours, B = 250
hours and A = 500 hours. For engines of 225 cc or more,
Category C = 250 hours, B = 500 hours and A = 1000 hours.
This engine has an intermediate rating with and Air Index of
3. The EPA Emissions compliance period is Category C.
The diplacement of this engine is 305 cc.
Below is a generic representation of the emission label
typically found on a certified engine.
31

GARANTIA .................................... 32
REGLAS DE SEGURIDAD ..................... 33-34
CARACTERiSTICAS Y CONTROLES ............... 35
ENSAMBLAJE ............................... 36-37
FUNClONAMIENTO .......................... 38-41
ESPECIFICACIONES DEL PRODUCTO ............. 42
MANTENIMIENTO ............................ 43-45
ALMACENAMIENTO ............................ 46
DIAGNOSTICOS DE AVER[AS .................... 47
GARANTiA DE EMISIONES .................... 46-49
NOTAS ..................................... 50-51
PARTES/SERVICIO ................. ULT]MA PAGINA
GARANTIA LIMITADA GENERADORES CRAFTSMAN
SEARS le garantiza al comprador original que el alternador y el motor de su generador portatil estara libre de defectos en
materiales y mano de obra en los componentes y por el perlodo de tiempo establecido a continuaci6n a partir de la fecha de
compra original. Esta garantia no es transferible.
CLIENTE* COMERCIAL*
Alternador 2 Afios(segundo afio despide s61o) 1 Afio
Motor 2 Afios(segundo afio despide s61o) 1 Afio
* NOTA: Para propbsitos de esta garantia el tdrmino "gso del Cliente" representa el uso domdstico residencial y de
emergencia pot parte del comprador original, sin incluir aplicaciones donde la unidad sea usada como fuente de
potencia principal. El termino "Uso Comercial" representa todos los otros usos, incluyendo alquiler, construccibn,
comercial y para prop6sitos lucrativos. Una vez el generador haya tenido uso comercial, _ste ser& considerado
como un generador para uso comercial para los fines de esta garantia.
Durante dicho perlodo de garantia, SEARS reparara o reemplazara, a su discrecion, cualquier parte que haya sido
encontrada defectuosa, en examen previo realizado por SEARS, bajo uso y servicio normal**. Las baterias de arranque y
los elementos perecederos como bujias y filtros de aire, que se desgastan con el uso normal, no estan garantizados por
SEARS. Todos los costos de transporte bajo garantia, incluyendo el envio a ]a fabrica, de ser necesario, seran
responsabilidad del comprador y deberan ser pagados por anticipado. Esta garantla no cubre el mantenimiento y servicio
normal y no se aplica a generadores, altemadores, motores o partes que hayan sido sujetos a instalaciones o
modificaciones incorrectas o no autorizadas, mal uso, negligencia, accidente, sobrecarga, exceso de velocidad,
mantenimiento, reparaci6n o almacenamiento incorrecto que, a juicio de SEARS, afecte negativamente su funcionamiento y
confiabilidad.
** DESGASTE NORMAL: Como con todos los dispositivos mec&nicos, los motores necesitan el servicio y
reemplazo peribdico de las partes para funcionar en buenas condiciones. Esta garantia no cubre reparaciones
cuando el uso normal haya sobrepasado la vida t_tilde una parte o motor.
NO EXISTEN OTRAS GARANTIAS EXPRESAS. SEARS POR MEDIC DE LA PRESENTE DESCONOCE TODAS LAS
GARANTIAS IMPLICITAS, INCLUYENDO, SIN LIMITARSE, A AQUELLAS DE COMERCIALIZACION Y ADAPTACION
PARA UN PROPOSITO PARTICULAR AL EXTREMO PERMITIDO POR LA LEY. LA DURACION DE CUALQUIER
GARANTIA IMPLICITA QUE NO PUEDA SER DESCONOCIDA, ESTA LIMITADA AL PERIODO DE TIEMPO ESPECIFICADO
EN LA GARANTIA EXPRESA. LA RESPONSABILIDAD LEGAL ES EXCLUIDA POR DAI_IOS CONSECUENCIALES,
INCIDENTALES O ESPECIALES BAJO CUALQUIERA DE LAS GARANTIAS.
Algunos estados no permiten limitaciones en la duraci6n de las garantias impllcitas, o la exclusion o limitaci6n de dafios
incidentales o consecuenciales, por tanto las limitaciones o exclusiones anteriormente mencionadas podrian no aplicarse
a usted. Esta garantia le otorga derechos legales especlficos; usted podrla tener otros derechos, los cuales cambian de
estado a estado.
Para servicio, visite su centro de servicio de garantia autorizado SEARS mas cercano. El servicio de garantia puede ser
Ilevado a cabo _nicamente por un centro de servicio autorizado SEARS. Esta garantia no se podra aplicar para servicio en
otros centros de servicio. Evidencia de la fecha de compra original debera ser presentada en el momento de solicitar el
servicio de garantia.
SEARS, ROEBUCK AND CO., Department 817WA, Hoffman Estates, IL 60179
32

_k ste es el simbolo de alerta de seguridad. Es usado para indicarle situaciones con peligros potenciales delesion para el personal. Siga las instrucciones de todos los mensajes de seguridad que aparecen despues de
este simbolo para evitar posibles lesiones o muerte.
_Lea este manual de manera cuidadosa y
familiaricese con su generador. Conozca sus
usos, sus limitaciones y cualquier peligro
relacionado con el mismo.
El simbolo de alerta de seguridad (,_,) es usado con una
palabra (PELIGRO, ADVERTENCIA, PRECAUCION), un
mensaje por escrito o una ilustraci6n, para alertarlo acerca
de cualquier situaci6n de peligro que pueda existir.
PELIGRO indica un riesgo el cual, si no se evita, causar_ la
muerte o una herida grave. ADVERTENCIA indica un riesgo
el cual, si no se evita, puede causar la muerte o una herida
grave. PRECAUCI6N indica un riesgo, el cual, si no se
evita, puede causar heridas menores o moderadas.
PRECAUCI6N, cuando se usa sin el simbolo de alerta,
indica una situaci6n que podria resultar en el dafio del
equipo. Siga los mensajes de seguridad para evitar o reducir
los riesgos de heridas e inclusive la muerte.
ADVERTENCIA
El escape del motor de este producto contiene
elementos quimicos reconocidos en el Estado de
California pot producir c&ncer, defectos de nacimiento
u otros dahos de tipo reproductivo.
ADVERTENCIA
Este generador no cumple la norma 33CFR-183 del cuerpo de
guardacostas de EE.UU y no debe utilizarse en aplicaciones
marinas
El uso de un generador no homologado pot cuerpo de guardacostas
de EEUU. puede provocar lesiones y daSos rnateriales
Simbolos de Peligro y Significados
Electrocutamiento Descarga Electrica Descarga Electrica
N'll
Explosi6n Fuego
Gases T6xicos Superficie Caliente Retroceso
ADVERTENCIA
Opere el generador SOLAMENTE aI aire libre
AsegOrese de que los gases de escape no puedan entrar por
ventanas, puertas, tomas de aire de ventilaci6n u otras
aberturas en un espacio cerrado en el que puedan acumularse
NO opere el generador dentro de un edificie o lugar cerrado,
induyende el cornpartimiento del generador en un vehiculo
recreativo o RV
ADVERTENCIA
Cuando use un generador como poder de energia auxiliar, notifique
a Ia comparlia de utilidedes. Use el equipo de transferencia
aprobado para aislar el generador de otra utilidad electrica
Use un interruptor para la faHa del circuito de tierra (GFC0 en
cualquier _rea bastante hOrneda o que sea altarnente condactiva
tales corno terrazas de metal o trabaje hecho con acero.
NO toque los alarnbres pelados o recept_culos
NO use un generador con cables electricos que esten
malgastados, rotos, pelados o deSados de cualquier forms.
NO opere el generador baje la Iluvia.
NO rnaneje el generador o cables electricos rnientras este parad(
en agua, descalzo o cuando las manos y los pies est6n mojados
NO perrnita que personas descalificadas o nirlos operen o
sirvan al generador
ADVERTENCIA
Cuando arranque el motor, tire lentamente del cable hasta
sentir una resistencia y, a continuaci6n, tire r_pidarnente de el
para evitar su retroceso.
NUNCA arranque o pare el motor cuando haya aparatos
electricos conectades yen funcionamiente
33

, ADVERTENCIA
CUANDO ANADA COMBUSTIBLE O VACiE EL
DEP6SITO
Apague el generador (posici6n OFF) y dejelo enfriar al menos por
2 minutes antes de remover la tapa de la combustible. Afloje la
tape lentamente para dejar que la presi6n salga del tanque.
Llene ovacie el dep6sito de combustible ala intemperie
NO Ilene demasiado el tanque. Permita al menos especio para
la expensi6n del combustible
Mantenga la combustible alejada de chispas, llamas abiertas,
pilotos, calory otras fuentes de ignici6n
NO encienda un cigarrillo o fume.
;UANDO PONGA EN FUNCIONAMIENTO EL EQUlPO
Compruebe que la bujia, el silenciador, el tap6n del dep6sito de
combustible y el flltro de aire est_n instalados.
NO arranque el motor sin Ia bujia instalada.
Si se ha derramado combustible, espere a que se evapore
antes de arrancar el motor.
;UANDO OPERE EL EQUIPO
NO incline el motor o el equipo, de tal manera que Ia
combustible se pueda derramar
NO estrangule eI carburador para parar el motor.
Este generador no es apto para el uso en equipos m6viles ni en
aplicaciones marinas
;UANDO TRANSPORTE OREPARE EL EQUIPO
Transporte o repare el equipo con el tanque de combustible vacio, o
con la valvula para apagar el combustible, apagada (posicidn OFF).
Desconecte el cable de la bujia.
;UANDO ALMACENE OGUARDE EL EQUlPO CON
COMBUSTIBLE EN EL TANQUE
AImacene alejado de calderas, estufas, calentadores de agua,
secadoras de ropa u otros aparatos electrodomesticos que
posean pilotos u otras fuentes de ignici6n, porque ellos pueden
encender los vapores de la combustible
ADVERTENCIA
NO toque las superficies calientes
Permita que el equipo se enfrie antes de tocarlo
El generador debe estar situado a un minimo de 152 cm
(5 pies) de toda estructura con muros combustibles y/o otras
materias combustibles
Mantenga un minimo de 92 cm (3 pies) alrededor de la carcasa
del generador, para facilitar la ventilaci6n y el mantenimiento del
generador.
En el estado de California es obligatorio, segun la ley, el uso de
apagachispas (Secci6n 4442 del Cd_:ligo de Recursos P_blicos de
California). Otros estados pueden tener leyes similares Las Ieyes
federales se aplican en tierras federales Si equipa el silenciador
con un apagachispas, este debera ser mantenido en buenas
condiciones de trabajo Usted puede ordenar el apagachispas a
traves de su distribuidor de servicio autorizado Sears.
ADVERTENCIA
CUANDO AJUSTE OHAGA REPARACIONES A SU
?ENE_DOR
Siempre desconecte el alambre de Ia bujia y col6quelo donde
no pueda entrar en contacto con la bujia.
CUANDO PRUEBE LA BUJiA DEL MOTOR
Utilice un comprobador de bujias homologado.
NO comprueba la chispa sin la bujia instalada.
PRECAUCION
NO cambie ninguna velocidad determinada. El generador
suministra una frecuencia y un voltaje calificado cuando
funciona a una velocidad determinada
NO modifique al generador en ninguna forma.
PRECAUCION
Yea "No sobrecargue generadof'.
Encienda su generador y deje que el motor se estabilice antes
de conectar las cargas el6ctricas
Conecte Ias cargas el_ctricas en la posici6n de apagado (OFF),
luego encienda (ON) para su operaci6n.
Apague (OFF) las cargas electricas y descon¢ctelas del
generador antes de parar el generador.
PRECAUCION
Use el generador solamente con la finalidad para el cual rue
disefiado
Si usted tiene alguna pregunta acerca de las fnalidades de uso
del generador, preg_ntele asu concesionario o contacte a
Sears.
Opere el generador solamente en superfcies niveladas.
NO expenga al generador a una humedad excesiva, polvo,
suciedad o vapores corrosivos
NO inserte cualquier objeto a traves de Ias ranuras de
enfriamiento
Si los aparatos conectados se sobrecalientan, apaguelos y
descon6ctelos del generador
Apegue el generador si:
uSe pierde la salida el¢ctrica;
-El equipo produce chispas, humo o emite llamas;
-La unidad vibra de una manera excesiva
34

CONOZCA SU GENERADOR
LEA ESTE MANUAL DEL PROPIETARIO Y LAS REGLAS DE SEGURIDAD ANTES DE OPERAR SU GENERADOR.
Compare las ilustraciones con su Generador para familiarizarse con las ubicaciones de los diferentes centreles y ajustes.
Conserve este manual para referencias futuras.
Tanque de Combustible
Silenciador
Apagachispas
Palanca del Cebador Cortacircuitos
Depurador de
Aire
Culatazo el Principio
Tomacorrientes
con Dispositivo de
Seguridad de
120/240 Voltios
AC, 30 Amp
Tuerca Mariposa
para Conexi6n a
Tierra
Interrupter
Balancin
Tomacorrientes Doble de
120 Voltios AC, 20 Amp
Cortacircuitos (AC) -- Cada tomacorriente posee un
cortacircuito para proteger el generador contra sobrecargas
electricas. Los cortacircuitos son del ripe "oprimir para
reposicionar".
Culatazo el Principle -- Use para comenzar motor.
Depurador de Aire -- Filtra el aire de entrada a medida
que penetra en el motor.
Interrupter Balancin -- Debera estar en la posicion "On"
(En) para darie arranque al motor. Coloquelo en la posici6n
"Off' (Apagado) para detener un motor en funcionamiento.
Palanca del Csbador -- Usada cuando se est& dando
arranque a un motor frio.
Silenciador Apagachispas -- El silenciador disminuye el
ruido del motor y esta equipado con una pantalla
apagachispas.
Tanque del Combustible -- El tanque tiene una capacidad
de 5 galones amedcanos de gasolina sin contenido de
plomo.
Tomacorriente Dobles de 120 Voltios AC, 20 Amp --
Pueden ser utilizados para suministrar alimentacion electrica
para el funcionamiento de cargas del motor, herramientas,
aparatos especiales e iluminaci6n electrica de 120 Voltios
AC a 20 Amperios, monefasica de 60 Hz.
Tomacorriente con Dispositivo de Ssguridad de
1201240 Voltios, 30 Amp -- Puede ser utilizado para
suministrar alimentacion electrica para el funcionamiento de
cargas del motor, herramientas, aparatos especiales e
iluminacion electrica de 120 y/o 240 Voltios AC a
30 Amperios, monofasica de 60 Hz.
Tuerca Mariposa de Conexion ATierra - Si requirio,
censulte con un electricista cualificado, un inspector
electrico o el organismo competente.
35

Su generador requiere de ciertos procedimientos de montaje
y solo estara listo para ser utilizado despues de habede
suministrado servicio con el combustible y aceite
recomendados.
Si usted tiene prob[emas con el montaje de so generador,
por favor Ilame a [a linea de ayuda para generadores al
1-800-222-3136.
IMPORTANTE: Cualquier intento de encender el motor
antes de haber colocado el aceite recomendado resultara
daSo del motor.
Necesitara una Ilave de cubos con cubos de 112°o 13mm y
unas pinsas de punta para instalar el juego de ruedas.
CONTENIDO DE LA CAJA
Revise todo el contenido. Si alguna de las partes no esta
presente o esta daSada, por favor liame a la linea de ayuda
para generadores al 1-800-222-3136.
La unidad principal
Manual del propietado
Aceite para motor
Tapon de fijacion
Juego de Ilantas
Consulte la ilustracibn mostrada e instale el juego de
ruedas como se describe a continuaci6n:
1. Coloque el fondo de la camilla del generador en una
superficie plan& Temporalmente, coloque [a unidad en
bloques para ensamblada facilmente.
2. Deslice el eje a traves de ambos soportes de montaje,
en el marco de la camilla, como se muestra.
PARA RETIRAR EL GENERADOR
DE LA CAJA
Coloque la caja sobre una superficie piana y rigida, con 4.
las flechas que dicen "this side up" hacia ardba. 5.
Abra con cuidado las tapas superiores de la caja de
envio.
Corte de arriba a abajo las esquinas de uno de los lados
de la caja y co[oque ese lado de la caja sobre el suelo. 6.
Retire todo el material de empaque, relleno, etc
Saque el generador de la caja de envio. 7.
8.
3. Deslice una rueda en el eje.
NOTA: Aseg_rese de instalar ambas ruedas con la v&lvula
de aire hacia el lado de afuera.
MONTAJE DEL JUEGO DE RUEDAS
El juego de ruedas esta disefiado para mejorar el transporte
del generador.
NOTA: Este Juego de Ruedas no ha sido diseSado para ser
usado en la carretera.
9.
10.
11.
12.
Coloque el e-ring en la ranura de] eJe.
Coloque un extremo de las pinzas de puntas de aguja
en la parte inferior del eje y el otro extremo de las
pinzas en la parte superior de] e-ring. Asiente el e-ring
cerrando las pinzas
Repita los pasos 3 por 5 para asegurar la segunda
rueda.
Remueva los bloques temporales.
Para ayudar al ensamblaje de la pata de apoyo, haga
descansar el generador en la camilla con la parte del
motor hacia abajo. Anexe la pata de apoyo con dos
tornillos M8 x 16mm y dos tuercas de seguridad, como
se muestra en la figura.
Use dos Ilaves de 13mm para apretar las piezas. Ahora
haga descansar el generador en las ruedas y pata de
apoyo.
Coloque el soporte de la manilla en el centro del marco
del generador al extremo de la pata de apoyo, como se
muestra.
Anexe el soporte de la manilla con dos tornillos M8 x
45mm y dos tuercas de seguddad
Verifique que todas las piezas esten apretadas y las
Ilantas esten infladas al valor marc5 en la Ilanta o
dentro de 15 y 40 psi.
Vista del Montaje del Juego de Ruedas
Tornillos
Manilla \
Pata Tornillos
Tuercas _
/
Eje
Rueda
Arandela
/
E-Ring
36

ANTES DE DARLE ARRANQUE AL
GENERADOR
Para operar el motor, debera hacer la siguiente:
Agregar Aceite al Motor
NOTA: Cuando agregue aceite al compart{miento del motor,
utilice L_nicamenteace{re detergente de alta calidad, designado
con la clasificaci6n AP] de servido SF, SG, SH, SJ o superior.
NO use aditivos especiales.
Seleccione una viscosidad de acuerdo a la tabla siguiente:
ml*
LLJIJ
"c ._o -2b -1'o o 1_ 2b _ ,;o
Temperaturas de Uso Esperadas
NOTA: Todo aceite sintetico que cumpla las
especificaciones ILSAC GF-2, con marca de certificacion
API y con simbolo de servicio API con "SJ/CF ENERGY
CONSERVING" o superior es un aceite aceptable a todas
las temperaturas. El uso de aceite sintetico no altera los
intervalos de cambio de aceite indicados.
*El uso de aceites multigrado (5W-30, 10W-30, etc.) en
temperaturas mayores a los 40°F (4°C) ocasionar& un
consumo de aceite mayor al normal. Cuando utilice un
aceite multigrado, revise con mayor frecuencia el nivel de
aceite del motor.
** Si utiliza aceite SAE 30 en temperaturas infer{ores a los
2.
3.
4.
5.
6.
40°F (4°C), ocasionara que el arranque sea mas dificil e
incluso que se desbiele el motor debido a su inadecuada
lubricacion interna.
Coloque el generador sobre una superficie nivelada.
El area limpia alrededor de aceite amarillo {lena la tapa.
Quite el aceite Ilena la tapa.
Llene lentamente motor con aceite por el aceite {lena
abdr hasta que el nivel de aceite sea al grano de
derramar.
Instale aceite amarillo Ilena la tapa y el dedo aprieta
seguramente.
Verifique el nivel de aceite de motor antes de comenzar
cada vez despues. Si el nivel de aceite estQ debajo del
punto de derramar, Ilena al nivel apropiado.
NOTA: Revise el aceite frecuentemente durante el
despegue del motor.
Agregue Gasolina
ADVERTENCIA
CUANDO AI_ADA COMBUSTIBLE
Apague el generador (posici6n OFF) y d_jelo enfriar al menos
por 2 minutos antes de remover la tapa de la combustible
Afloje la tapa lentarnente para dejar que ta presibn salga del
tanque.
Llene el dep6sito de combustible ala intemperie
NO Ilene dernasiado el tanque Perrnita al rnenos espacio para
la expansi6n deI combustible
Mantenga la combustible alejada de chispas, llamas abiertas,
pilotos, calory otras fuentes de ignici6n
NO encienda un cigarrillo o fume
NOTA: Este motor esta certificado para funcionar con
gasolina. Sistema de control de emisiones de gases de
escape: EM (Modificaciones del motor).
1. Utilice gasolina normal sin plomo, limpia y nueva con un
minimo de 85 octanos. NO utilice combustible que
contenga metanol ni mezcle aceite con combustible.
2. Limpie el area alrededor de la tape de Ilenado del
combustible, retire la tape.
3. Agregue lentamente gasolina regular"SIN PLOMO" al
tanque de combustible. Use un embudo para evitar que
se derrame. Llene el tanque lentamente hasta
aproximadamente 1.5" por debajo de la parte la cima
del cuello del tubo de Ilenado.
Combustible
_NNNNNN_NNNNN_N_f
4. Instale la tapa del tanque de combustible y limpie la
gasolina que se haya derramado.
iPRECAUCION! Los combustibles con mezcla de alcohol
(gasohol, etanol o metanol) pueden atraer la humedad y
provocar [a separacion y formaci6n de &cidos durante el
almacenamiento. Los gases &cidos pueden da_ar el circuito
de combustible y el motor durante el almacenamiento.
Para evitar este tipo de problemas, vacie el circuito de
combustible cuando vaya a almacenar la unidad durante
30 dias o mas. Vacie el dep6sito de combustible, arranque el
motor y dejelo funcionar hasta que los conductos de
combustible y el carburador queden vacios. Utilice combustible
nuevo la pr6xima temporada. Para obtener mas informaci6n al
respecto, consuite "Aimacenamiento" en la p&gina 46.
NUNCA utilice productos limp{adores para motores o
carburadores en el dep6sito de combustible, ya que podrlan
provocar daSos permanentes.
37

COMO USAR SU GENERADOR
Si tiene problemas operando su generador, por favor Ilame
a la linea de ayuda para generadores al 1-800-222-3136.
Tierra del Sistema
El generador dispone de una conexi6n a tierra del sistema
que conecta los componentes del bastidor a los terminales
de tierra de los enchufes hembra de salida de CA. La tierra
del sistema esta conectada al cable de CA neutro que, a su
vez, esta conectado al bastidor del generador.
Requisitos Especiales
Es posible que haya normas u ordenanzas locales y
nacionales en materia de seguridad e higiene en el trabajo
aplicables al uso del generador. Consulte con un electricista
cualificado, un inspector electrico o el organismo
competente.
En algunas zonas, es obligatorio registrar los
generadores en tas compaSlas electricas locales.
Si el generador se utiliza en una obra, puede ser
necesario cumplir normas y requisitos adicionales.
Conexibn al Sistema Eldctrico de un
Edificio
Las conexiones a efectos de alimentaci_,n de reserva al
sistema electrico de un edificio deben ser realizadas por un
electricista cualificado. La conexi6n debe aislar la
alimentaci6n del generador de la alimentacion de la red
pQblica y debe cumplir todas las leyes y normas electricas
vigentes.
ADVERTENCIA
Cuando use un generador como poder de energta auxiliar, notifique
ala compa_ia de utilidades Use el equipo de transferencia
aprobado para aislar el generador de otra utilidad electrica.
Use un interruptor para la falla del circuito de tierra (GFCl) en
cualquier area bastante hQmeda o que sea altamente conductiva,
tales como terrazas de metal o trabajo hecho con acero
NO toque los alambres pelados o receptaculos.
NO use un generador con cables electricos que esten
malgastados, rotos, pelados o dar_ados de cualquier forrna.
NO opere el generador bajo la lluvia.
NO maneje el generador o cables etectricos mientras este parado
en agua, descalzo o cuando las manos y los pies est6n mojados.
NO permita que personas descalificadas o niSos operen o
sirvan al generador
Ubicacibn del Generador
Espacio Libre Alrededor del Generador
ADVERTENCIA
Opere el generador SOLAMENTE aI aire libre
AsegQrese de que los gases de escape no puedan entrar por
ventanas, puertas, tomas de aire de ventilaci6n u otras
aberturas en un espacio cerrado en el que puedan acumularse
NO opere el generador dentro de un edificio o lugar cerrado,
incIuyendo el compartimiento del generador en un vehiculo
recreativo o RV
El generador debe estar situado a un minimo de 152 cm
(5 pies) de toda estructura con muros combustibles y/o otras
materias combustibles. Mantenga un minimo de 92 cm
(3 pies) alrededor del generador, incluido la parte superior,
para facilitar la ventilaci6n y el mantenimiento del generador.
SitL_eel generador en una zona bien ventilada que permita
la eliminaci6n de los gases de escape mortales. No instale
el generador en lugares en los que los gases de escape se
puedan acumular o entrar en un edificio que pueda estar
ocupado. AsegQrese de que los gases de escape no puedan
entrar por ventanas, puertas, tomas de aire de ventilaci6n u
otras aberturas en un espacio cerrado en el que puedan
acumularse. Tenga en cuenta los vientos y las corriente de
aire preponderantes cuando elija la ubicaci6n del generador.
TIpica GeneradorMostrada
Salida del Escape
38

PARA ENCENDER EL MOTOR
PRECAUCION
Yea "No sobrecargue generador".
Encienda su generador y deje que el motor se estabilice antes
de conectar las cargas electricas
Conecte tas cargas ei6ctricas en Ia posiciSn de apagado (OFF),
luego encienda (ON) para su operaci6n
Apague (OFF) las cargas electricas y descon6ctelas del
generador antes de parar el generador
Desconecte todas las cargas electricas de{ generador. Use
[as siguientes instrucciones para encender, paso por paso,
en erden numerico.
1. Asegt]rese de que la unidad esta en una superficie piana.
IMPORTANTE: Si la unidad no se arranca y utiliza en una
superficie plan& se pueden producir problemas de arranque
y de parada durante el funcionamiento.
2. Gire la v&lvula del combustible a [a posicion "On".
3. Coloque la palanca de choke en la posicion "Choke".
4. Coloque el interruptor balancfn a [a poslci6n "On".
en posicion "On"
5. Agarre la manilla de retrocese y hale lentamente hasta
que puede sentir un poco de resistencia. Luego hale
rapidamente para encender el motor.
ADVERTENCIA
Cuando arranque el motor, tire lentamente del cable hasta
sentir una resistencia y, a continuacibn, tire r&pidamente de 61
para evitar su retroceso
NUNCA arranque o pare el motor cuando haya aparatos
electricos conectados yen funcionamiento
IMPORTANTE: Si el motor se desborda, coloque la palanca
estranguladora en {a posicion "Run" e intente arrancario
hasta conseguirio.
6. Mueva la pa{anca de choke a la posicion "Run" una
distancia corta a [a vez por algunos segundos en un
clima calido, o algunos minutos en un clima frio. Deje
que el motor corra suavemente antes de cada cambio.
Opere con el choke en {a posicion "Run".
NOTA: Si el motor arranca despues de tirar tres veces del
arrancador pero no sigue funcionando, o sila unidad se
para en funcionamiento, aseg_rese de que la unidad est& en
una superficie plana y compruebe que el nivel de aceite del
cigflefial es correcto. La unidad puede equiparse con un
dispositivo de protecci6n de bajo nivel de aceite.
,ADVERTENCIA
NO toque las superficies calientes.
Permita que el equipo se enfrie antes de tocarlo.
El generador debe estar situado a un minimo de 152 cm
(5 pies) de toda estructura con muros combustib{es y/o otras
materias combustibles.
Mantenga un minimo de 92 cm (3 pies) alrededor de la carcasa
del generador, para facilitar la ventilaci6n y e{ mantenimiento del
generador.
En el estado de California es obligatorio, segen la ley, el uso de
apagachispas (Secci6n 4442 de{ Cbdigo de Recursos PQblicos de
California) Otros estados pueden tener ieyes similares Las leyes
federales se ap{ican en tierras federales Si equipa el silenciador
con un apagachispas, este debera ser mantenido en buenas
condiciones de trabajo. Usted puede ordenar el apagachispas a
traves de su distribuidor de servicio autorizado Sears
Parado del Motor
1. Desconecte todas las cargas electricas de la unidad.
2.
NUNCA arranque o detenga el motor con dispositivos
electricos conectados a el y encendidoe.
Permita que el motor funcione sin carga durante dos
minutos para estabilizar las temperaturas internas de la
unidad.
3. Mueva el interrupter de] motor a la posici6n "Off'
(Apagado).
4. Gire la v&lvula a la posici6n "Off' (Apagado).
PRECAUCION
NO coloque la palanca estranguladora en la posiciSn "Choke"
para parar el motor El motor podria petardear, incendiarse o
darlarse
Conexion de Cargas Electricas
NO conecte cargas de 240 Voltios a temacorrientes de
120 Voltics.
NO conecte cargas trifasicas al generador.
NO ccnecte cargas de 50 Hz a{ generader.
Deje que el motor se estabilice y se caliente per unos
minutos despues del arranque.
Conecte y encienda las cargas electricas de 120 y/o
240 Voitios AC menofasicas de 60 Hz que desse.
NO SOBRECARGUE EL GENERADOR. Vea "No
Sobrecargue Generador".
I
39

JUEGOS DE CORDONES Y
ENCHUFES CONECTORES
,_ PRECAUCION
NUNCA intente suministrar corriente a un dispositivo de
amperaje superior aI que puede suministrar el generador o el
enchufe hembra
NO sobrecargue el generador Consulte el apartado "No
Sobrecargue GeneradoP.
Use Qnicamente cordones de extension de alta calidad y
bien aislados con los tomacorrientes electricos dobles de
120 Voltios del generador.
Revise las capacidades de todos las cordones de extensi6n
antes de usarlos. Los juegos de cordones de extension
utilizados deberan tener una capacidad de 125 Voltios AC a
20 Amperios o mayor para la mayoria de los dispositivos
electricos. Sin embargo, algunos dispositivos podrian no
requerir este tipo de cordon de extension. Revise el manual
del propietario de esos dispositivos para ver las
recomendaciones del fabricante.
Mantenga los cordones de extension Io mas corto posible,
preferiblemente menos de 15 pies de largo para evitar la
caida de voltaje y posible recalentamiento de los alambres.
Tomacorriente Doble de 120 Voltios AC
Cada tomacorriente esta protegido contra sobrecargas por
medio de un cortacircuito con dispositivo de reposicion.
Utilice cada uno de estos tomacorrientes para operar cargas
electricas de 120 Voltios AC, monofasicas de 60 Hz que
requieran hasta 2,400 vatios (2.4 kW) a 20 Amperios de
corriente. @
Tomacorriente de 120/240 Voltios AC,
30 Amperios
Este es un tomacorriente de capacidad total, Io que significa
que usted puede tomar el vatiaje nominal total de este solo
tomacorriente. Este es una tomacorriente tipo NEMA
L14-30. La toma esta protegida por dos cortacircuitos de
30 Amperios con dispositivo de reposici6n.
3 de Cable de 4 Alambres
_- w (Neutro)
X (Cargado)
NEMA L14-30 _ Tierra (Verde)
Usted deber& usar un enchufe para conector tipo bloqueo
NEMA L14-30 con el tomacorriente de 240 Voltios. Conecte
un juego de cordones de 4 alambres al enchufe y alas
cargas electricas deseadas. Los juegos de cordones
deberan tener una capacidad de 250 Voltios AC a
30 Amperios.
40

NO SOBRECARGUE GENERADOR
Capacidad
Usted debe asegurarse que su generador puede proveer el
suficiente vataje calificado (cuando este funcionando) y de
carga (al encender) para los aparatos a los cuales va a
proveer la energia, al mismo tiempo. Siga estos pasos:
1. Seleccione los aparatos que recibiran la energia, al
mismo tiempo.
2. Totalice los vatios calificados (cuando este
funcionando) de estos aparatos. Esta es la cantidad de
energia que su generador debe producir para mantener
eso aparatos funcionando adecuadamente.
3. Calcule la cantidad de vatios de carga (al encender)
que usted necesitar& El vataje de carga es la cantidad
minima de electricidad, necesaria para encender
herramientas o aparatos con motores electricos, tales
como, sierras circulares o refrigeradores. Debido a que
no todos los motores se encienden al mismo momento,
el vataje total de carga se puede estimar al afiadir
solamente el(los) aparato(s) con el vataje adicional mas
alto, al total del vataje calificado, obtenido en el paso 2.
Ejemplo:
Herramienta o
Aparato EI6ct rico
Aire Acondicionado
de Ventana
Refrigerador
Congelador
industrial
Televisi6n
Luz (75 Vatios)
Vatios Calificados
(cuando est6
funcionando)
1200
8O0
5O0
5O0
75
Total = 3075
Vatios para
funcionar
VatiosAdicionales
de Carga (al
encende 0
1800
1600
500
1800 (Vatios de
Carga m_s alto)
Vataje Total Calificado (cuando este funcionando) = 3075
Vataje de Carga Adicional mas alto = 1800
Salida Total Requerida del Generador = 4875
Control de la Energia
Para prolongar la vida de su generador y los aparatos que
esten conectados al mismo, es muy importante cuidarlo
cuando se le afiaden cargas electricas. Nada deberia estar
conectado a los tomacordentes del generador antes de que
su motor sea encendido. La forma correcta y mas segura
para controlar la energia del generador, es la de afiadir en
secuencias las cargas, como se describe a continuaci6n:
1. Sin tener nada conectado al generador, encienda el
motor de la manera descrita en este manual.
2. Conecte y encienda la primera carga, preferiblemente la
mayor que usted tenga.
3. Permita que la salida del generador se estabilice (el
motor funciona suavemente y el aparato conectado al
mismo trabaja adecuadamente).
4. Conecte y encienda la proxima carga.
5. De nuevo, permita que el generador se estabilice.
6. Repita los pasos 4 y 5 para carla carga adicional que
usted tenga.
NUNCA afiada mas cargas sobre la capacidad del
generador. Tome una atencion especial en considerar las
cargas de corriente segQn la capacidad del generador, como
se describe arriba.
Herramienta o Aparato EI6ctrico
Esenciales
Bombilla _75 vatios
Congelador industrial
Bomba de aguas negras
Refrigerador /congelador - 18 pies
ct_bicos
Bomba de agua _ 1/3 HP
Calefacci6n / enfriamiento
Aire Acond. de ventana - 10.000
BTU
Ventilador de ventana
Calefactor de caldera -1/2 HP
Cocina
Homo de microondas - 1.O0O
Vatios
Cafetera
Cocina el6ctrica - Elemento simple
Calientaplatos
Habitacibn Familiar
Tocador de DVD/CD
VCR
Receptor est6reo
Televisor a color-27 pulg.
Computadora personal con monitor
de 17 pulg.
Otros
Sistema de seguridad
Radio_Relo i AM/FM
Abridor de garaje - 1/2 HP
Calentador el6ctrico de agua -40
9alones
Taller
Luz de hal6geno para trabajar
Rociador sin aire -1/3 HP
Sierra intercambiable
Taladro el6ctrico - 1/2 HP
Sierra circular * 7 ¼ pulg.
Sierra inglete- 10 pul9.
Mesa de planificacibn -6 pulg.
Sierra de mesa /sierra de brazo
radial- 10 pulg.
Compresor de aire - 1-1/2 HP HP =
Caballo de fuerza.
Vatios
Calificados*
(cuando
est_
funcionand
o)
75
5OO
8OO
8OO
1000
1200
3OO
8OO
1000
1500
1500
2500
100
100
450
5OO
8OO
180
3O0
480
4000
1000
6OO
96O
1000
1500
1800
1800
2000
2500
ratios
Adicionales
de Carga
(al
encender)
56O
1200
1600
2o00
1800
6o0
1300
520
1200
96O
lO00
1500
1800
1800
2000
2500
*El vataje que aparece en la lista es solamente una cantidad
aproximada. Verifique la herramienta o aparato electrico
para obtener el vataje verdadero.
41

INFORMACION TI CNICA SOBRE EL
MOTOR
El motor es de uno cilindros, de valvulas en cabeza (OHV),
refrigerado por aire y de baja emisidn.
En el Estado de California, los motores de la serie 200000
han obtenido la certificacidn del California Air Resources
Board (Consejo de recursos de aire de California) de
cumplimiento de la normativa sobre emisiones durante
250 horas. Esta certificacidn no supone para el comprador,
el propietario o el usuario ninguna garantia adicional en Io
relativo al rendimiento y a la vida Qtil del motor. Las
garantias del motor ataften exclusivamente al producto y a
las emisiones que se declaran en este manual.
Potencia Nominal
Los valores de potencia nominal de un modelo de motor se
establecen en primer lugar con el cddigo J1940
(Procedimiento de valoraci6n de potencia y par de
pequefios motores, Revision 2002-05) de la SAE (Society of
Automotive Engineers, Sociedad de ingenieros de
automocion). Dada la amplia variedad de productos que
utilizan nuestros motores y la multitud de factores
ambientales que pueden afectar a su funcionamiento, el
motor que ha adquirido puede no ]legar a desarrollar su
potencia nominal cuando se utilice con un aparato mecanico
(potencia real "in situ"). Esta diferencia se debe, entre otros,
a los siguientes factores: diferencias de altitud, temperatura,
presi6n barometrica, humedad, combustible, lubricacidn del
motor, velocidad maxima controlada del motor, variaciones
entre distintos motores del mismo modelo, dise_o del equipo
mecanico utilizado, manera de hacer funcionar el motor,
rodaje del motor para reducir la friccion y limpiar las
camaras de combustidn, ajustes de las valvulas y el
carburador, etc. Los valores de potencia nominal tambien se
puede ajustar en funcion de las comparaciones con otros
motores similares utilizados en aplicaciones similares, por Io
que no coincidira necesadamente con los valores que se
obtienen al aplicar los codigos mencionados.
ESPECIFICACIONES DEL
PRODUCTO
Especificaciones del Generador
Potencia Maxima ................. 5,600 vatios (5.6 kW)
Potencia de Sobretension .......... 8,600 Vatios (6.6 kW)
Voltaje Nominal AC .................... 120/240 Voltios
Corriente Maxima a 240 Voltios ........... 23.3 Amperios
Corriente Maxima a 120 Voltios ........... 46.6 Amperios
Frecuencia Nominal .................. 60Hz a 3600 rpm
Fase ................................... Monofasica
Peso que Embarca .......................... 170 Ibs.
Especificaciones del Motor
Caballos de Fuerza ..................... 10 a 3600 rpm
Di&metro de camisa ............. 79 mm (3,12 pulgadas)
Carrera ....................... 62 mm (2,44 pulgadas)
Desplazamiento ............... 305 cc (18,64 pulgadas)
Bujia
Tipo: ............. Champion RC12YC o equivalente
Calibrar Separaci6n a: ...... 0.030 pulgadas (0.76mm)
Entrehierro del inducido: ................. 0,20-0,30 mm
(0,008-0,012
pulgadas)
Holgura de la valvula con muelles de valvula instalados y
pistSn de 6 mm (0,25 pulgadas) pasado el punto muerto
superior (comprobar con el motor en frio)
Admision .......... 0,10-0,15 mm (0,004-0,006 pulgadas)
Escape ........... 0,10-0,15 mm (0,004-0,006 pulgadas)
Capacidad de Gasolina ............ 5 galones amedcanos
Capacidad de Aceite ............... 0.8 litros (28 onzas)
Tipo de Aceite
Sobre 40°F ............................. SAE 30
Debajo 40°F ................. SAE 5W-30 o 10W-30
42

RESPONSIBILADES DEL CLIENTE
Siga los intervalos horarios o de calendario. Io aue ocurra orimero. Se requiere de servicle con mayor frecuencia cuando
opere le unidad en les condleiones adversas descritas a continuaci6n.
CALENOARIO DE MANTENIMIENTO
ANOTE LAS FECHAS CONFORME INTERVALO DE OPERACION POR HORA
CUMPLA CON EL SERVICtO NORMAL FEGHAS DE SERMICIO
Antes de Cada 25 Cada 50 Cada 100
TAREA DE MANTENIMIENTO Cada Uso Horas o al ASO Horas o al Ano Horas o al Ano
Verhqcar el nivel de aceite X
Limpie los residuos X
Cambiar e{ aceite del motor X _
Servicio al filtro de aire X =
Servicio a la bujia X
Servicio al sistema de la buj{a X
Limpie el sistema de refrigeracion X z
Prepar almacenamiento Si la unidad permanecer_ sin uso pot mas de 30 dlas.
Carnbiar el aceite despues de las prirneras (5) horas y despu6s carla 50 horas
Hacer el carnbio de aceite con mayor frecuencia cuando trabaje en condiciones de rnucha suciedad o polvo
Remplazar rnas arnenudo bajo condiciones de suciedad o polvo.
RECOMENDACIONES GENERALES NOTA: NO recomendamos el uso de mangueras de jardin para
El mantenimiento periodico mejorara el rendimiento y
prolongara la vida L_ti]del generador. Acuda a un distribuidor
autodzado de Sears para reparar la unidad.
La garantfa del generador no cubre los elementos que hayan
sido sujetos al abuso o negligencia del operador. Para recibir
el valor completo de la garantia, el operador debera
mantener el generador de la forma descrita en este manual.
Se deberan Ilevar a cabo algunos ajustes peri6dicamente
para mantener correctamente su generador.
Todos los ajustes de le secci6n Servicio y Ajustes de este
manual deberan ser hechos por Io menos una vez en cada
estaci6n. Cumpla con los requisitos de la tabla "Programa
de Mantenimlento" descrita anteriormente.
NOTA: Una vez al aSo debera limpiar o reemplazar le buj[a
y reemplazar el filtro de aire. Una bujia nueva y un filtro de
aire limpio garantizan una mezcle de combustible-aire
adecuada y ayuda a que su motor funcione mejor y tenga
una vida L_tilmas prolongada.
CONTROL DE EMISIONES
Cualquier establecimiento o individuo especializado en la
reparacion de motores que no sean de automoci6n puede
encargarse del mantenimiento, la sustituci6n y le reparaci6n
de los dispositivos y sistemas de control de emisiones.
Mantenimiento del Generador
El mantenimiento del generador consiste en conservar la
unidad limpia y seca. Opere y almacene la unidad en un
ambiente Iimpio y sece donde no sera expuesta al polvo,
sucledad, humedad o vapores corrosivos. Las ranuras del
aire de enfriamiento del generador no deben estar tapadas
con nieve, hojas, o cualquier otro material extra_os.
Revise frecuentemente la limpieza de] generador y limpielo
cuando este con polvo, sucio, con aceite, humedad, o
cuando otras substancias extraSas sean visibles en su
superficie exterior.
5mpiarel generador. El agua podrla introducirse en el sistema
de combustible del motor y causar problemas. Ademas, si el
agua se introduce al generador a traves de las ranuras para aire
de enfriamlento, algo del agua quedara retenida en los espacios
vacios y grietas del aislamlento del devanado del estator y rotor.
La acumuleci6n de agua y sucledad en los devanados intemce
del generador disminuira eventualmente la resistencia del
aislamlento de estce devanadce.
Limpieza del Generador
Limpie a diarle, o antes de cada uso, los residuos acumulados
en el generador. Mantenga limpias las conexlenes, los muelles
y los mandos. Umple todo resto de combustible de la zona
que rodea al silenciador y de detras del mismo.
Mantenga limpios los componentes del generador para
reducir el riesgo de sobrecalentamlento e ignicion de los
residuos acumulados.
Utilice un trapo hQmedo para limpiar las superficies
exteriores.
PRECAUCION
NO exponga al generador a una humedad excesiva, polvo,
suciedad o vapores corrosivos
NO inserte cualquier objeto a traves de las ranuras de
enfriarniento
Puede usar un cepillo de cerdas suaves para retirar la
suciedad endurecida, aceite, etc.
Puede usar una maquina aspiradora para eliminar
suciedad y residuos sueltos.
Puede usar aire a baja presi6n (que no exceda los 25 psi)
para eliminar la sucledad. Inspecclene las ranuras para
aire de enfriamlento y le apertura del generador. Estas
aperturas deberan mantenerse limpias y despejadas.
43

MANTENIMIENTO DEL MOTOR
ADVERTENCIA
CUANDO AJUSTE O HAGA REPARACIONES A SU
;ENERADOR
Siempre desconecte el alambre de la bujia y colbquelo donde
no pueda entrar en contacto con la bujia
;UANDO PRUEBE LA BUJiA DEL MOTOR
Utilice un comprobador de bujias homologado
NO comprueba la chispa sin la bujia instalada
Revision del Nivel de Aceite
El nivel de aceite debera revisarse antes de cada uso o por
Io menos cada 5 horas de operaci6n. Conserve el nivel de
aceite adecuado.
Cambio de Aceite del Motor y Filtro
Cambie el aceite despues de las primeras 5 horas de
operacion. Cambie el aceite y el filtro cada 50 horas de ese
momento en adelante. Si est& utilizando su generador bajo
condiciones de extrema suciedad o polvo, o en un clima
demasiado caliente, haga el cambio de aceite mas
frecuentemente.
PRECAUCION
El aceite usado del motor ha sido mostrado al cancer de ta piel
de Ia causa en ciertos animales del laboratorio.
Completamente lavado expuso _reas con el jab6n y el agua
_ ANTENGA FUERA DE ALCANCE DE NII_IOS.
NO CONTAMINE. CONSERVE los RECURSOS.
VUELVA ACEITE USADO A la COLECCION
CENTRA.
Cambie el aceite cuando el motor todavia se encuentre
caliente despuds del funcionamiento, como se indica a
continuacibn:
1. Limpie el area alrededor del tap6n para drenaje de
aceite.
2. Retire el tapon de drenaje de aceite y el tapon de
Ilenado del aceite y drene el aceite por completo en un
recipiente adecuado.
3. Cuando haya drenano el aceite completamente, instale
el tap6n para drenaje de aceite y aprietelo firmemente.
4. Llene con el aceite recomendado. (Vea "Antes de Porter
en Marcha el Generador" en la pagina 37 para las
recomendaciones del aceite).
5. Instale el tapon de Ilenado del aceite y asegQrelo.
6. Limpie cualquier derrame de aceite.
Limpe/Reemplace la Bujia
Cambie la bujia cada 100 horas de operaci6n o una vez al
afio, Io que suceda primero. Esto ayudar& a su motor a
arrancar mas facilmente y a funcionar mejor.
1. Limpie el area alrededor de la bujia.
2. Retire y revise ]a bujia.
3. Revise la separaci6n del electrodo con un calibrador de
alambre y ajuste la separaci6n a 0.030 pulgadas
(0.76ram) si es necesario.
4. Reemplace ]a bujia si los electrodos estan picados,
quemados o si la porcelana esta rota. Utilice una bujia
de repuesto recomendada.
NOTA: Puede adquirir nuevos bujia al m]mero telef6nico
1-800-366*PART.
Proporcione Servicio al Depurador de Aire
Su motor no funcionara correctamente y podria resultar
dafiado si Io hace funcionar con un depurador de aire sucio.
Limpie o reemplace el filtro de papel del depurador de aire
cada 25 horas de operaci6n o una vez al afio, Io que suceda
primero. Limpielo o reemplacelo mas a menudo si la unidad
funciona bajo condiciones de suciedad o polvo excesivo.
Atienda al Filtro del Aire
1. Afloje los tornillos y quite aire la cubierta mas limpia.
Quite papel el filtro.
2. Instale iimpie (o nuevo) aire la asamblea mas limpia
dentro de la cubierta. Deshagase del filtro viejo
apropiadamente.
Cartucho
Cubierta
Tornilios
Base
44

3. Arme la cubierta mas limpia aerea en la base y apriete
los tornil]os.
NOTA: Si necesita oredenar un flltro de papel nuevo, per
favor [lame al 1-800*366-PART.
Carburador
Si usted cree que su carburador necesita ajuste, visite su
centre de servicio Sears mas cercano. El funcionamiento del
motor podrla resultar afectado a altitudes per encima de
3000 pies. Para operaciones a elevaciones mayores,
pongase en contacto con el centre de servicio Sears m&s
cercano.
Limpie la Pantalla Apagachispas
El silenciador del escape del motor posee una pantalla
apagachispas. Inspeccione y limpie [a pantalla cada 100 horas
de operaci6n o una vez al afio, Io que suceda primero.
,ADVERTENCIA
NO toque las superficies calientes
Permita que el equipo se enfrie antes de tocarlo
El generador debe estar situado aun minimo de 152 cm
(5 pies) de toda estructura con mutes combustibles y/o otras
materias combustibles
Mantenga un minimo de 92 cm (3 pies) alrededor de la carcasa
del generador, para facilitar ta ventilaci6n y el mantenimiento del
generador.
En el estado de California es obligatorio, segt_n la ley, el use de
apagachispas (SecciSn 4442 del C_digo de Recursos P_blicos de
California). Otros estados pueden tener leyes similares Las leyes
federales se aplican en tierras federales Si equipa el silenciador
con un apagachispas, este debera ser mantenido en buenas
condiciones de trabajo Usted puede ordenar el apagachispas a
trav6s de su distribuidor de servicio autorizado Sears.
NOTA: Usted puede comprar los apagachispas a traves
nuevos Ilamando al 1*800-366*PART.
El generador tendra que tener un apagachispas si Io usa en
terrenos no tratados cubiertos de monte, maleza o pasto. El
apagachispas debera ser mantenido en buenas condiciones
por parte del propietario/operador.
Limpie e inspeccione el apagachispas de la siguiente
manera:
1. Para retirar la protecci6n del silenciador, retire los
cuatro tomillos que conectan la proteccion a la mensula
del silenciador.
MALLA DE
APAGACHISPAS
PANTALLA
TERMICA
2. Retire los cuatro tornillos que sostienen la pantalla
apagachispas.
3. Inspeccione la pantalla y reempl&cela si est& rota,
perforada o daftada. NO use pantallas defectuosas. Si
la pantaila no esta daSada, limpiela con un disolvente
comercial.
4. Vuelva a instalar la pantalla y ]a proteccidn del
silenciador.
Sistema de Refrigeracibn de Aire
Con el tiempo, se pueden acumular residues en las aletas de
refdgeraci6n del cilindro y pasar inadvertidos mientras no se
desmonte parcialmente el motor. Recomendamos que
encargue la limpieza del sistema de refrigeracion a un
distdbuidor autorizado de servicio Sears siguiendo los
intervalos recomendados (consulte la secci6n "Plan de
mantenimiento" en la pagina 43). Es igualmente importante
que no se acumulen residues en el motor. Consulte la
seccion "Limpieza del generador".
CLEAN
45

GENERALIDADES
El generador debera ser encendido al menos una vez cada
siete dfas y debera dejarlo funcionar al menos durante
30 minutos. Si no puede hacer esto y debe almacenar la
unidad por mas de 30 dfas, siga las siguientes instrucciones
para preparar su unidad para almacenamiento.
Almacenamiento Para Periodos
Prolongados
Es importante evitar que se formen dep_,sitos de goma en
las partes esenciales del sistema de combustible, como el
carburador, filtro de combustible, manguera o tanque de
combustible, durante el almacenamiento. Tambien, la
experiencia indica que los combustibles con mezclas de
alcohol (llamados gasohol, etanol o metanol) pueden atraer
humedad, la cual Ileva a la separaci6n y formacion de
acidos durante el almacenamiento. El gas acido puede
daSar el sistema de combustible de un motor durante su
almacenamiento.
Para evitar problemas del motor, el sistema de combustible
debera desocuparse antes de un almacenamiento de
30 dias o mas. Siga estas instrucciones:
ADVERTENCIA
CUANDO ALMACENE OGUARDE EL EQUlPO CON
COMBUSTIBLE EN EL TANQUE
Almacene alejado de calderas, estufas, calentadores de agua,
secadoras de ropa u otros aparatos electrodomesticos que
posean pilotos u otras fuentes de ignici6n, porque ellos pueden
encender los vapores de la combustible
;UANDO VACiE EL DEP6SITO DE COMBUSTIBLE
Apague el generador (posicibn OFF) y dejelo enfriar al menos
por 2 minutos antes de remover la tapa de la combustible.
Afloje la tapa lentamente para dejar que la presibn salga del
tanque
Vacie el dep6sito de combustible ala intemperie
Mantenga la combustible alejada de chispas, llamas abiertas,
pilotos, calory otras fuentes de ignici6n
NO encienda un cigarrillo o fume.
Proteja el Sistema de Combustible
1. Retire toda la gasolina del tanque de combustible para
evitar que se formen dep_,sitos de goma en estas
partes y causen posible mal funcionamiento del motor.
2. Haga funcionar el motor hasta que se detenga por la
falta de combustible.
Cambio de Aceite
Con el motor todavia caliente, drene el aceite de la caja del
cigQeSal. Vuelva a Ilenado con el grado de aceite
recomendado.
Aceite el Di&metro Interior del Cilindro
Quite la bujia y vierta aproximadamente 30 ml (1 onza)
de aceite de motor limpio en el interior del cilindro.
Coloque la bujla y arranque lentamente para distribuir el
aceite.
ADVERTENCIA
ia instalada
Generador
1. Limpie el generador como esta descrito en la pagina 43
("Limpieza del Generador').
2. Revise que las ranuras para el aire de enfriamiento y
las aperturas del generador se encuentren abiertas y
despejadas.
Otras Sugerencias Para el
Almacenamiento
1. NO almacene gasolina de una estaci_,n a otra.
2. Reemplace la caneca de gasolina si comienza a
oxidarse. El oxido y/o la suciedad en la gasolina le
causara problemas.
3. Si es posible, almacene su unidad en un recinto
encerrado y ct_brala para protegeda del polvo y la
suciedad. ASEGURESE DE VACIAR EL TANQUE
DEL COMBUSTIBLE.
4. Cubra su unidad con una cubierta de protecci6n
adecuada que no retenga humedad.
5. AImacene la unidad en un area limpia y seca.
ADVERTENCIA
NO coloque una cubierta encima de un generador caliente.
Deje que la unidad se enfrie Io suficientemente antes de que le
coloque la cubierta
46

Problemo
El motor est_ funcionando pero no
existe salida de AC disponsible.
El motor funciona bien sin carga pero
"funciona maY' cuando se le
contectan cargas. 3.
4.
1.
2.
3.
4.
5.
6.
Causa
1. El interruptor automatico de circuito
esta abierto.
2. Conexidn real o defectuosa de]
juego de cables.
3. El dispositivo conectado esta
daSado.
4. Averia en el generador.
1.
2.
Corto circuito en una de las cargas
conectadas.
El generador esta sobrecarga.
Velocidad del motor es muy lent&
Circuito del generador en corto.
Valvula del Combustible en
posici_m "Off'.
Interruptor Run/Stop poscioando en
"Stop".
Depurador de aire sucio.
Sin gasolina.
Gasolina vieja.
El cable de la bujla no esta en
Accion
1. Reposicione el interruptor.
2. Revise y repare.
3. Conecte otto dispositivo que este
buenas condiciones.
4. Contacte el Departmento de
Servicio Sears.
1. Desconecte la carga electrica en
corto.
2. Vea "No Sobrerecarque
Generador".
3. Contacte el Departmento de
Servicio Sears.
4. Contacte el Departmento de
Servicio Sears.
1. Gire la valvula del combustible a ]a
posicidn "On".
2. Coloque del interruptor en "Run".
3. Limpie o reemplace el depurador
de aire.
4. Llenelo con combustible fresco.
5. Drene el tanque de gasolina; Ilenelo
con combustible fresco.
6. Conecte el cable a la bujla.
El motor no se enciende; o se 7.
enciende y funciona mal. 8.
9.
10.
malas la bujia.
Bujia defectuosa.
Agua en la gasolina.
Sobrecebado.
Mezcla de combustible
excesivamente rica.
7. Reemplace la bujia.
8. Drene el tanque de gasolina; Ilenelo
con combustible fresco.
9. Abra por completo el cebador y
haga girar el motor.
10. Contacte el Departmento de
Servicio Sears.
11. La valvula de corte de combustible.
12. La valvula de entrada esta
atascada esta cerrada.
13. El motor ha perdido compresion.
11. Contacte el Departmento de
Servico Sears.
12. Contacte el Departmento de
Servicio Sears.
13. Contacte el Departmento de
Servicio Sears.
El motor se apaga en pleno Sin gasolina. Llene el tanque de combustible.
funcionamiento.
1.
AI motor le hace falta potencia.
2.
1.
La carga es muy alta.
Filtro de aire sucio.
El cebador fue abierto muy
rapidamente.
Carburador con mezcla de aire-
combustible muy rica o muy pobre.
El motor "no funciona
continuamente" o se detiene.
2.
1. Vea"No Sobrerecarque
Generador".
2. Reemplace el filtro de aire.
1. Mueva el cebador a la posicidn
intermedia hasta que el motor
funcione suavemente.
2. Contacte el Departmento de
Servicio Sears.
47

Sears, Roebuck and Co., U.S.A. (Sears), California Air Resources Board (Consejo de Recursos sobre el Aire de
California, GARB, por sus siglas en ingles) y United States Environmental Protection Agency (Agencia de Protecci6n
Ambiental de EE.UU., EPA, por sus siglas en inglds).
Declaracibn de garantia del sistema de control de emisiones
(derechos y obligaciones del propietario para la garantia contra defectos)
LA COBERTURA DE LA GARANTtA DE CONTROL DE EMISIONES SE
APLICA A LOS MOTORES CERTIFtCADOS ADQUIRIDOS EN
CALIFORNIA EN 1995 Y POSTERIORMENTE, QUE SE UTILICEN EN
CALIFORNIA, Y A MOTORES CERTIFICADOS MODELO 1997 Y
POSTERIORES QUE SEAN ADQUIRIDOS Y UTILIZADOS EN OTRA
REGION DE ESTADOS UNIDOS (Y A PARTIR DEL 1°DE ENERO DE
2001, EN CANADA)
Declaracibn de garantla sobre el control de emisiones de la EPA de
EE.UU. y California.
El Califomia Air Resources Board (GARB), la EPA de EEUU y Sears se
complacen en explicar la Garantfa para el sistema de control de emisiones
para motores pequef_os para exteriores (SORE) modetos afro 2000 y
posteriores En California, los nuevos motores pequetlos para extedores se
deben disef_ar, construir y equipar para cumplir con Ins estdctas normas
det estado contra el smog En otras regiones de Estados Unidos, los
nuevos motores para interiores de ignicibn por chispa cerfificados para
mogelos argo 1997 y posteriores deben cumplir con normas similares
estal:4ecidas por la EPA de EE.UU. Sears debe garantizar el sistema de
control de emisiones de su motor para Ios pedodos indicados a
continuadbn, siempre y cuando no se haya abusado, descuidado o dado
mantenimiento incorrecto al motor pequer_o para extedores.
Su sistema de control de emisiones podra incluir partes como el
carburador o el sistema de inyeccibn de combusfible, el sistema de
ignicion y el convertidor catalifico. Tambien se pueden incIuir mangueras,
correas, conectores y otros componentes relacionados con Ins emisiones
Cuando exista una condicion que pueda set cubierta por la garanfia,
Sears reparar_ el motor pequeflo para extedores sin costo alguno,
incluyendo el diagnbstico, las partes de repuesto y la mano de obra
Cobertura de la garantia de Sears contra defectos en el control de
emisiones
LOS motores pequefios para exteriores modelos 1995 y postedores tienen
una garanfia de dos atlos Si alguna parte de su motor relacionada con
Ins emisiones est& defectuosa, Sears la reparara o sustituir&
Responsabigdades del propietario pata la garantia
Como propietario deI motor pequeflo para exteriores, usted es
responsable de realizar las acfividades de mantenimiento reque0das
que se indican en este manual del propietario Sears recomienda que
conserve todos los recibos que cubran el mantenimiento de su motor
pequer_o para extedores, pero Sears no puede negar la garantla
solamente pot la falta de recibos ni por su imposibilidad de garantizar la
realizacion de todas Ins actividades de mantenimiento programadas
Como propietario deI motor pequetlo para exteriores, usted siempre
debe tenet en cuenta que Sears podra nogar la cobertura de la garantia
si su motor pequer_o para exteriores o una parte del mismo presenta
fallas debido a abuso, descuido, mantenimiento incorrecto o
modificaciones no aprobadas
Usted es responsable de presentar su motor pequer_o para extedores a
un Centro de servicio Sears aprobado tan pronto como se presente el
problema Las reparaciones bajo garantla deberan concluirse en un
perfodo razonable, que no excedera de 30 dins.
Si fiene alguna pregunta con respecto a sus derechos y
responsabilidades para la garantia, pongase en contacto con un
representante de servicio Sears al 1-800-469-4663
Disposiciones de la garantia de Sears contra defectos en el control
de emisiones
Las siguientes son disposiciones especfficas relacionadas con la
cobertura de la garantla contra defectos en el control de emisiones
1Partes garanttzadas
La cobertura bajo esta garantla incluye solamente aquellas partes
que se enumeran a continuacion (Ins partes del sistema de control
de em{siones) en {a medida que dichas partes hayan estado
presentes en el motor adquirido
a. Sistema de medicion de combustible.
Sistema de endquecimiento papa arranque en frfo
Carburador y partes intemas
Bomba de combustible.
b. Sistema de inducci6n de aire.
Filtro de aire
Colector de entrada
c. Sistema de ignicion
Bujlas
Sistema de ignicion por magneto.
d. Sistema catalizador
Converfidor catalltico.
Colector de escape
Sistema de inyecci6n de aire o v_lvula por impulsos
e. Distintos elementos utilizados en los sistemas anteriores.
V_Ivulas e interruptores de ratio, temperatura, posicion y de
deteccion de fiempo
Conectores y conjuntos
2 Vigencia de la cobertura
Sears garanfiza al propietado inicial yacada propietario
subsiguiente que las partes garanfizadas estaran libres de defectos
en material yen mano de obra, que ocasionen fallas de las partes
garantizadas durante un pedodo de dos afios a parfir de la fecha
en que el motor sea entrogado al comprador minorista
3NO habra cargos
La reparadbn oreemplazo de cualquier parte garantizada se
realizara sin cargo alguno para el propietario, inciuyendo la mano de
obra de diagnosfico que derive en la determinad6n de que una parte
garantizada est_ defectuosa, si la labor de diagnostico se realiza en
un Centro de servicio Sears aprobado
4Reclamos y exclusiones de cobertura
LOS reclamos vinculados con la garantia se presentar_n conforme a
las disposiciones de la Poliza de garantla de Sears La cobe_tura de
la garantla se excluira para aquellas fallas de partes garantizadas
que no sean partes originales de Sears o debido a abuso, descuido
o mantenimiento incorrecto, segQn se establece en la P61iza de
garanfia de motores de Sears. Sears no es responsable pot la
cobertura de Pallas de partes garantizadas ocasionadas por el uso
de partes adicionales, no originales o modificadas
5Mantenimlento
6.
Cualquier parte garanfizada cuyo reemplazo no este programado
como mantenimiento requerido o que este programada enicamente
para inspecci6n frecuente con el fin de "reparar o reemplazar
conforme sea necesario", estara garantizada en cuanto a defectos
pot ei perlodo de la garantia Cualquier parte garanfizada cuyo
reemplazo este programado como mantenimiento requerido tendr_
solamente una garantla contra defectos Qnicamente por el pedodo
hasta el primer reemplazo programado para esa parte. Se podra
utilizar cualquier parte de repuesto que tenga un rendimiento y
durabilidad equivalentes, al reatizar cualquier actividad de
mantenimiento o reparacion El propietado es responsable de
realizar todo el mantenimiento requerido, segQn se define en este
manual del propietario.
Cobertura consigulente
La cobertura bajo la presente se ampliar& a la falla de cualquier
componente del motor provocada por un desperfecto en cualquier
parte garantizada que sign gozando de la cobertura de la garantia
En EEUU y Canada contamos con una linea de emergencia Ins 24 horns (1-800-469-4663), que ofrece un menQ de mensajes prograbados con
informaci6n sobre mantenimiento de productos
48

Informacibn Sobre el Periodo de
DurabUidad de las Emisiones y el Indice
de Aire en la Etiqueta de Emisiones del
Motor
Los motores con certificaci6n de cumplimiento de {a
normativa sobre emisiones de nivel 2 del California Air
Resources Board (CARB) deben mostrar informaci6n sobre
el periodo de durabilidad de las emisiones y el indice de
aire. El fabricante del motor ofrece esta informacidn al
consumidor mediante etiquetas de emisiones.
El Periodo de Ourabilidad de las Emisiones indica el
n_mero de horas durante las cuales el motor puede
funcionar cumpliendo las normas sobre emisiones, siempre
que se realicen las operaciones de mantenimiento que se
detallan en las instrucciones de uso y mantenimiento. Se
utilizan las siguientes categorias:
Moderado: El motor esta certificado para cumplir la
normativa sobre emisiones durante 125 horas de
funcionamiento real.
Intermedio: El motor esta certificado para cumplir la
normativa sobre emisiones durante 250 horas de
funcionamiento real.
Prolongado: El motor est& certificado para cumplir la
normativa sobre emisiones durante 500 horas de
funcionamiento real.
Por ejemplo, un cortacesped con operario a pie se suele
utilizar entre 20 y 25 horas al aSo. Por tanto, el Periodo de
Durabilidad de las Emisiones de un motor con
clasificaci6n intermedia equivaldria a 10-12 aSos.
El indite de Aire es un valor calculado que indica el nivel
relativo de emisiones de una gama concreta de motores.
Cuanto menor es el indite de Aire, mas limpio es el motor.
Esta informaci6n se presenta en forma grafica en la etiqueta
de emisiones.
Periodo de Cumplimiento de la Normativa
de Emisiones en la Etiqueta de
Cumplimiento de Emisiones del Motor
Desde el 1 de julio de 2000, algunos motores Sears cuentan
con la certificacion de cumplimiento de {a fase 2 de las
normas sobre emisiones de la United States Environmental
Protection Agency (USEPA, Agencia estadounidense de
proteccidn del medioambiente ). En el caso de los motores
con certificaci6n de fase 2, el periodo de cumplimiento de la
normativa sobre emisiones que figura en la etiqueta de
cumplimiento de emisiones indica el nQmero de horas de
funcionamiento durante las cuales el motor ha demostrado
cumplir los requisitos federales sobre emisiones. Para
motores de menos de 225 cc, Categoria C =125 horas, B =
250 horas y A =500 horas. Para motores de 225 cc o m&s,
Categorla C =250 horas, B =500 horas y A =1000 horas.
La clasificacion de este motor es intermedia, con un indice
de aire de 3. El periodo de cumplimiento de la normativa
sobre emisiones de la EPA es de categoria C. El motor
tiene una cilindrada de 305 cc.
A continuacidn se muestra una representaci6n generiea de
la etiqueta de emisiones tipica de un motor certifieado.
49

50

51

Your Home
For repair-in your home-of all major brand appliances,
iiiiiiiiiiiiiii!i!i!!iii!ii
iiiiiiiiiii! i!iiii ili ii
iiiiiiiiiiii_iX!_iiii;_i!i
iiiiiiiiiiiiiiiiiiiiiiil
iiiiiiiiii!i!!ii!iiii!il
no matter who made it, no matter who sold it!
For the replacement parts, accessories and
owner's manuals that you need to do-it-yourself.
For Sears professional installation of home appliances
and items like garage door openers and water heaters.
1-800-4-MY-HOME ®(1-8004694663)
Call anytime, day or night (U.S.A. and Canada)
www.sears.com www.sears.ca
Our Home
Forrepairof r -initems,ikevacuums,,awnequipment,iiii
and electronics, call or go on-line for the location of your nearest
Sears Parts & Repair Center.
1-800-488-1222
Call an)time, day or night (U.S.A. only)
www.sears.com
To purchase a protection agreement (U.S.A.)
or maintenance agreement (Canada) on a product serviced by Sears:
1-800-827-6655 (U.S.A.) 1-800-361-6665 (Canada)
Para pedir servicio de reparacibn
a domicilio, y para ordenar piezas:
1-888-SU-HOGAR sM
(1-888-784--6427)
Au Canada pour service en franP.,.ais:
1-800-LE-FOYER Mc
(1-800-533-6937)
www.sears.ca
e lrs
®Registered Trademark ITM Trademark ISM Service Mark of Seam, Roebuck and Co.
®Mama Regis'b'ada /TMMama de F_biica ISM Marca de Servicio de Sears, Roebuck and Co,
MC MD
Marque de commerce IMarque d_pos_e de Seam, Roebuck and Co, ©Sears, Roebuck and Co,