Craftsman 580327060 User Manual GENERATOR Manuals And Guides 1110117L
User Manual: Craftsman 580327060 580327060 CRAFTSMAN GENERATOR - Manuals and Guides View the owners manual for your CRAFTSMAN GENERATOR #580327060. Home:Tool Parts:Craftsman Parts:Craftsman GENERATOR Manual
Open the PDF directly: View PDF
.
Page Count: 26

OWNER'S
MANUAL
MODEL NO.
580.327060
CAUTION:
Read and Follow
all Safety Rules
and Instructions
Before Operating
This Equipment
CRRFTSMRNo
120-240 VOLT/4000 WATT A-C
PORTABLE A-C GENERATOR
with Automatic Idle Control
Assembly
Operation
Maintenance
Service and Adjustment
Repair Parts
SEARS ROEBUCK AND Co., Chicago, IL 60684 U.S.A.
o36 6
PartNo. 80059GS_v3-1./11/90

SAFETY RULES
&CAUTION: ALWAYS DISCONNECT SPARK PLUG WIRE AND PLACE WtRE WHERE IT CANNOT ACONTACT SPARK PLUG, TO PREVENT ACCIDENTAL STARTING WHEN SETTING UP,
TRANSPORTING, ADJUSTING OR MAKING REPAIRS TO YOUR GENERATOR.
IMPORTANT
THIS GENERATOR IS DESIGNED FOR OUTDOOR USE ONLY. USING THIS GENERATOR INSIDE ANY
BUILDING OR ENCLOSURE, INCLUDING THE GENERATOR COMPARTMENT OF A RECREATIONAL VEHICLE
(RV), IS DANGEROUS. FIRE OR AN EXPLOSION MAY RESULT. NO USER PERFORMED MODIFICATIONS,
INCLUDING VENTING OF EXHAUST ANDIOR COOLING VENTILATION, WILL ELIMINATE THE DANGER.
If this unit is used for backup power inthe event of a
utitity power failure, take the following steps: BEFORE
CONNECTING THE GENERATOR TO AN ELECTRI-
CAL SYSTEM OPEN THE MAIN CIRCUIT BREAKER
OR MAIN SWITCH SERVING THE SYSTEM TO ISO-
LATE THE GENERATOR SYSTEM FROM THE
ELECTRIC UTILITY. FAILURE TO ISOLATE THE
GENERATOR AND UTILITY SYSTEMS MAY
RESULT IN DAMAGE TO THE GENERATOR AND
MAY ALSO RESULT IN INJURY OR DEATH TO
ELECTRIC UTILITY WORKERS DUE TO BACK-
FEED OF ELECTRICAL ENERGY.
This generator supplies dangerously high electrica!
voltages. Use care to prevent extremely hazardous
and possibly lethal electrical shock. Never permit any
unqualified person(s) to operate or service the unit.
DO NOT operate this equipment in the rain, while
standing in water, while barefoot, or white hands or
feet are wet. Dangerous electrical shock will result.
Maintain all wiring, extension cords, etc., in good
condition. Worn, bare, frayed, or otherwise damaged
wiring and cord sets may cause dangerous electrical
shock and may also result in damage to equipment
and!or property.
The National Electrical Code requires that the gener-
ator be properly connected to an approved earth
ground. Local electrical codes may also require
proper grounding of the unit. See ASSEMBLY section
for more grounding information.
Wire gauge sizes of wiring and cord sets must be large
enough to handle the maximum electrical load to
which they will be subjected. Cord sets must be rated
125 a-c volts at 20 amperes or (or greater). Some
electrical devices, however, do not require that cord
rating. Refer to the Owner's manual of the electrciat
device for the manufacturer's recommendations.
The generator engine consumes oxygen and gives off
DEADLY carbon monoxide gas through its exhaust
system. This dangerous gas, if breathed in sufficient
concentrations, can cause unconsciousness or even
death. Operate this equipment outdoors only, in well
ventilated areas where exhaust gases cannot ac-
cumulate and endanger people or animals.
° Gasoline is extremely FLAMMABLE and its vapors are
EXPLOSIVE. Comply with all laws regulating the
storage and handling of gasoline. DO NOT permit
smoking, open flames, sparks or heat in the vicinity
while handling gasoline. Avoid spilling gasoJine on a
hot engine. DO NOT fill fuel tank while engine is
running or hot. Clean off any spilled gasoline before
starting engine.
• DO NOT fill fuel tank completely full. Allow room at
top of tank for fue! expansion or fuel may expand and
over/low onto a hot engine.
• Drain all gasoline from tank before transporting your
generator inside your car or other vehicle.
•DO NOT store the generator with fuel in tank where
gasoline vapors might reach an open flame, spark, or
pilot light, as on a furnace, water heater, dryer, etc.
FIRE or an EXPLOSION might result.
• DO NOT insert any object or tool through cooling air
slots or openings of the engine or generator, even if
the engine is not running. Damage to the unit or
personal injury may result.
• DO NOT attempt to change the engine governed
speed. Factory settings are correct when you receive
the unit. Excessively high engine speeds may result
in injury or damage to equipment.
" DO NOT use the unit if it has been damaged. Repair
or replace all damaged or defective components
before you run the unit.
• DO NOT permit children to operate or service the
generator.
Read your Owner's Manual carefully. Only persons
who are familiar with these safety rules and have been
properly instructed in the use of this product should be
permitted to use the product.
,_ LOOK FOR THIS SYMBOL TO POINT OUT IMPORTANT
SAFETY PRECAUTIONS. IT MEANS "ATTENTION!!I.
BECOME ALERT!H YOUR SAFETY IS INVOLVED."

CONGRATULATIONS on your purchase of a Sears
Craftsman Generator. tt has been designed, engineered
and manufactured to give you the best possible depend-
ability and performance.
Shoul_you experience any problem you cannot easily
remedy, please contact your nearest Sears Service Cen-
ter/Department. We have competent, well-trained tech-
nicians and the proper tools to service or repair this unit.
Please read and retain this manual. The instructions will
enable you-to assemble and maintain your generator
prepedy. Always observe the 'SAFETY RULES."
PRODUCT SPECIFICATIONS
Generator Specifications
RATED MAXIMUM
POWER
RATED VOLTAGE
RATED MAXIMUM
LOAD CURRENT
RATED FREQUENCY
PHASE
4000 Watts (2.4 kW)
120/240 Volts a-c
33.3/16.7 a-c amperes
60 Hz at 3600 rpm
Single Phase
MODEL
NUMBER 580.327060
SERIAL
NUMBER
DATE OF
PURCHASE
THE MODEL AND SERIAL NUMBERS WILL BE
FOUND ON A DECAL AI-I-ACHED TO THE GENER-
ATOR STATOR CAN.
YOU SHOULD RECORD BOTH SERIAL NUMBER
AND DATE OF PURCHASE AND KEEP IN A SAFE
PLACE FOR FUTURE REFERENCE.
Engine Specifications
RATED HORSEPOWER
DISPLACEMENT
8 at 3600 rpm
19.3 cubic inches
SPARK PLUG: Type:
_ Set Gap to:
MAXIMUM (full tank)
OPERATING TIME (hrs)
Champion RJ171M or
equivalent
0.030 inch (0.76mm)
full load 3/4 1/2 1t4
1,0 1.25 t.5 t.5
GASOL1NE CAPACITY 1.0 U.S. gallon
OIL (1.5 U.S. pint capacity) SAE 30 Oil
(SAE 10W-30)
MAINTENANCE AGREEMENT
ASears Maintenance Agreement is available on this
product. Contact your nearest Sears store for details.
CUSTOMER RESPONSIBILITIES
• Read and observe the safety rules.
NOTE: This generator is equipped with a spark arrestor
muffler. The spark arrestor must be maintained in effective
working order by the owner/operator.
In the State of California a spark arrestor is required by law
(Section 4442 of the California Public Resources Code).
Other states have similar laws. Federal laws apply on
federal lands.
• Follow regular schedule in maintaining, caring for and.
using your generator.
Follow the instructions under "Maintenance" and
"Storage" sections of this Owner's Manual.
FULL ONE YEAR WARRANTY
For one year from the date of purchase, Sears will repair any defect in material or workmanship in this generator
at no charge.
If the generator is used for commercial or rental purposes, this warranty applies for only ninety days from the
date of purchase.
Warranty service is available by returning to the nearest SEARS SERVICE CENTER/DEPARTMENT throughout
the United States.
This warranty gives you specific legal rights and you may also have other rights, which va,'y from state to state.
SEARS, ROEBUCK AND CO., Department 731CR-W, Sears Tower, Chicago, IL 60684

TABLE OF CONTENTS
SAFETY RULES .............................. INSIDE COVER
MAINTENANCE AGREEMENT ............................... 1
CUSTOMER RESPONSIBILITIES ........................... 1
PRODUCT SPECIFICATIONS ................................ 1
WARRANTY ............................................................. 1
ASSEMBLY
To Remove Generator from Carton ...................... 3
Paris Shipped Loose with Unit ............................. 3
Cord Sets and Connector Plugs ........................... 3
Grounding the Generator ..................................... 3
OPERATION
Know Your Generator ........................................... 4
Before Starting Engine ......................................... 5
To Start Engine .................................................... 5
Connecting Electrical Loads ................................. 6
Stopping the Engine ............................................. 6
Don't Overload the Generator .............................. 7
Wattage Reference Guide .................................... 7
MAINTENANCE
General Recommendations ................................. 8
Generator Maintenance ....................................... 8
Engine Maintenance ............................................ 8-9
SERVICE AND ADJUSTMENTS
Engine Speed ...................................................... 10
Carburetor ............................................................ t 0
Check Compression ............................................. I0
Check Ignition ...................................................... 11
Check Carburetion ............................................... t 1
STORAGE
General ................................................................ 11
Storage Instructions .............................................. 11
TROUBLESHOOTING POINTS .............................. 12
WIRING DIAGRAM .................................................. 14
REPAIR PARTS ....................................................... 15-23
PARTS ORDERING ............................. BACK COVER
INDEX
-A-
Air Filter ................. 8
Assembly ................ 3
-B-
Battery
Charging ................... 6
Safety ..................... 6
Before Starting ............ 5
-C-
Carburetor ................ 11
Check Carburetion ......... 12
Check Compression ........ 11
Check lgnitition ............ 11
Circuit Breaker ............ 7
Connecting Electrical Load... 6
Cord Sets, 120 volts ........ 3
Customer Responsibilities ... 1
-E-
Engine
Maintenance ................ 8
Oil Level ................... 5
Speed ..................... 11
-G-
Generator Maintenance ..... 8
Grounding ................ 3
Gasoline ................. 5
-L-
Lubrication ............... 5, 8
-M-
Maintenance
Agreement .................. 1
Engine ..................... 8
Generator .................. 8
Recommendations ........... 8
Spark Arrestor ............... 9
Spark Plug .................. 9
-O-
Operation ................ 4-7
Overloads ................ 7
=p=
Parts, loose in carton ....... 3
Parts, repair .............. 15-23
-R-
Replace Foam Filter ........ 8
Replace Paper Element ..... 9
-S-
Safety Rules ........... inside cover
Service and Adjustments
Carburetor .................. 11
Carbutetion ................. 12
Checking Compression........ 12
Checking Ignition ............. 11
EngineSpeed ............... 11
Service Recommendations .. 10
Specifications ............. 1
Starting Engine ............ 5
Stopping Engine ........... 6
Storage .................. 12
-T-
Troubleshooting ........... 13
-W-
Warranty ................. 1
Wattage Reference Guide ... 7
Wiring Diagram ............ 14
2

ASSEMBLY
120/240 VOLTS RECEPTACLE:
Your a-c generator was completely assembled at the fac-
tory. It is ready for use after it has been properly serviced
with the recommended lubricating oil and fuel.
IMPORTANT: ANY A]-I-EMPT TO RUN THE ENGINE
BEFORE IT HAS BEEN SERVICED WITH THE RECOM-
MENDED OIL WILL RESULT IN AN ENGINE FAILURE.
TO REMOVE GENERATOR FROM CARTON
CORD SETS AND CONNECTOR PLUGS
•Set the carton on a flat rigid surface with "THIS SIDE
UP" arrows pointing upward.
•Carefully open the top flaps of shipping carton.
•Remove any loose parts shipped with the unit. These
are shipped in a brown manilla or plastic envelope.
°Cut down comers at one end of shipping carton and lay
that side of carton down flat.
Remove packing material, carton tillers, etc.
Remove generator from shipping carton.
Check carton carefully for any additional loose parts.
120 VOLTS DUPLEX RECEPTACLE
Use only high quality, well-insulated, 3-wire grounded ex-
tension cords with the generator's 120-volt "duplex" type
electrical receptacles (Fig. t ). All cord sets used should be
rated 125 volts at 20 a-c amps or greater for most electrical
devices. Keep extension cords as short as possible,
preferably less than t 5 feet long to prevent voltage drop
and possible overheating of wires.
@
120 V. A.C.
.@
A 240 volts, 20 amp, twistlock type mating connector plug
(Fig. 2) is required when using this receptacle. A 4-wire
cord set, rate 20 a-c amperes at 250 volts (or greater), is
required and must be connected to the plug and to the
desired load(s). To order additional connector plugs, see
REPAIR PARTS section of this manual. You may also
purchase plugs at alocal electrical supply store, ordering
NEMA type L14-20P.
4-Wtre Cord Se!
O AMP
N E tvIA L14-2 OH
FIG. 2
GROUNDING THE GENERATOR.
The National Electrical Code requires that the frame and
external electrically conductive parts of this generator be
properly connected to an approved earth ground. Local
electrical codes may also require proper grounding of the
unit. For that purpose, a GROUNDING LUG is provided on
the base of the cradle (Fig. 3). Generally, connecting a No.
t 2 AWG (American Wire Gauge) stranded copper wire to
the grounding lug and to an earth-driven copper or brass
grounding rod (electrode) provides adequate protection
against electrical shock. However, local codes may vary
widely. Consult with a local electrician for grounding re-
quirements in your area.
Proper grounding of generator will help prevent electrical
shock in the event of a ground fault condition in the gener-
ator or in connected electrical devices. Proper grounding
also helps dissipate static electricity, which often builds up
in ungrounded devices.
]FIG. !
NOTE: To obtain suitable mating 120 volts, 20 amp con-
nector plugs, refer to REPAIR PARTS section of this
manual. Suitable connector plugs may also be purchased
at a local electrical supply store by specifying National
Electrical Manufacturer's Association (NEMA) 5-20P.
]FIG. 3
3

OPERATION
KNOW YOUR GENERATOR
READ THIS OWNER'S MANUAL AND SAFETY RULES BEFORE OPERATING YOUR GENERATOR. Compare the
illustrationswith your generator, to familiarize yourseff with the locations of various controls and adjustments. Save this
manual for future reference.
120/240 VO LTS
RECEPTACLE
120 VOLTS
RECEPTACLES
FUEL TANK SPARK PLUG
i STOP SWITCH
.t AIR
CLEANER
SPARK ARRESTOR
MUFFLER
120 VOLTS "DUPLEX" RECEPTACLES -May be used to
supply electrical power for the operationof 120 volts at 20
amps a-c, single phase, 60 Hz, a-c electrical lighting,
applicance, tool and motor loads.
120/240 VOLTS RECEPTACLE -May be used to supply
electrical power for the operation of up to 240 volts at 20
amps a-c, single phase, 60 Hz, a-c electrical lighting,
applicance, tool and motor loads. Twistlock connectors are
required when using this receptacle.
SPARK ARRESTOR MUFFLER -Exhaust muffler has a
spark arrestor screen.
IDLE CONTROL SWITCH (not shown) - Provides automat-
ic control of governed speed, which only runs at high speed
when loads are connected. Otherwise it runs at a slower
idle speed.
AIR CLEANER -Uses a dry type filter element to limit the
amount of dirt and dust that gets in the engine. Some units
may be equipped with an optional, dry type pre-cleaner.
FUEL TANK- Can hold one (1) U.S. gallon of gasoline.
Unleaded gasoline is recommended, but regular leaded
gasoline is acceptable.
amount of fuel in tank.
SPARK PLUG STOP SWITCH - Contact this switch with
spark plug to shut down engine.
RECOIL STARTER - (Not shown) Used for starting the
engine.
CHOKE (not shown) - Used when starting a cold engine.
OIL FILL (not shown) - Check and maintain correct oit level
here.
4

OPERATION
BEFORE STARTING ENGINE
ADD OIL:
•Place generator on a level surface and remove oil fill
plug (Fig. 4). Fill with Sears SAE 30 detergent oil to
point indicated on oil dipstick. SAE 10W-30 oil may
also beused. DO NOTUSESAE 10W-40OIL. POUR
SLOWLY. Oil capacity of engine is 1.5 U.S. pints.
When oil pan is full, install and tighten oil fill plug.
ADD GASOLINE:
Fill fuel tank with clean, fresh, UNLEADED gasoline.
Leaded REGULAR grade gasoline may also be used.
DO NOT USE PREMIUM GASOLINE. BE CAREFUL
NOT TO OVERFILL FUEL TANK.
WARNING: Experience indicates that alcohol-blended
fuels (called gasohol or using ethanol or methanol) can
attract moisture which leadsto separation and formation of
acids during storage. Acidic gas can damage the fuel
system of an engine while in storage. To avoid engine
problems when using gasohol,the fuel system should be
emptied before storage periods of 30 days or longer. Drain
the gas tank, start the engineand let itrun untilthe fuel lines
and carburetor are empty. Use fresh fuelnext season. See
STORAGE INSTRUCTIONS for additional information.
Never use engine or carburetorcleaner products in the fuel
tank or permanent damage may occur.
TO START THE ENGINE
Unplug all electrical loads from generator receptacles
before starting the engine. Never start or stop the engine
with electrical devices plugged into panel receptacles and
turned on.
Start, store and fuel the unit in a level position.
Apply the choke (Fig. 5). Rotate choke lever to its FULL
CHOKE POSITION. If engine is warm, close the choke
only part way or leave it fully open. A warm engine
needs less choking than a cold engine.
Check that the spark plug wire is connected to engine
spark plug. Also check that the Stop Switch next to
spark plug (if so equipped) is not contacting the spark
plug (Fig 6).
Crank engine. Grasp the starter grip (Fig. 7) and pull
slowly until you feel some resistance. Let rope return
slowly. Then pull cord out with rapid full arm stroke. Let
rope return slowly. Do not let rope "snap back" against
starter. Repeat until engine starts.
When engine starts, move the choke to "1/2 CHOKE"
until engine runs smoothly, then to "NO CHOKE" posi-
tion as engine Warms up.
Let the engine stabilize and warm upfor afew minutes.
Then plug in and turn on the desired electrical loads.
FIG. 4
FULt CHOKE POSITION
_, j-"_===CHOKE LEVER=_
,,'_"_. _%= _'_// NO Cf(C'KEPOSITION
]FIG, 5
][_[G.6
FiG. 7
NOTE: If engine "hunts" or falters after starting, apply the
choke until the engine begins running smoothly. If engine
continues to hunt, you may need to adjust the carburetor.
See SERVICE AND ADJUSTMENTS on Page 10.
5

OPERATION
CONNECTING ELECTRICAL LOADS
•Use this generator to operate 120_240 volts, single
phase, 60 Hz, a-c lighting, appliance, tool and motor
loads.
DO NOT connect 240 volts to the 120 volts duplex
receptacles.
DO NOT connect any 3-phase loads to panel recep-
tacles.
DO NOT connect any 50 Hz loads to the generator.
Add up the rated watts of all lights, tool, appliance and
motor loads you are powering at one time. This total
should NOT be greater than (a) the generator's rated
wattage capacity, or (b) the circuitbreaker rating of the
receptacle supplying power. See "Don't Ovedoad the
Generator" on Page 7.
STOPPING THE ENGINE
ZDLE
CONTROL
SYSTEM
HG. 8
Unplug all electrical loads from the generator panel
receptacles. Never start or stop the engine with electri-
cal devices plugged in and turned on.
Let the engine run at no-load for several minutes to
stabilize the internal temperatures of engine and gen-
erator.
Push Stop Switch (Fig. 7) against spark plug and hold
until engine has come to complete stop.
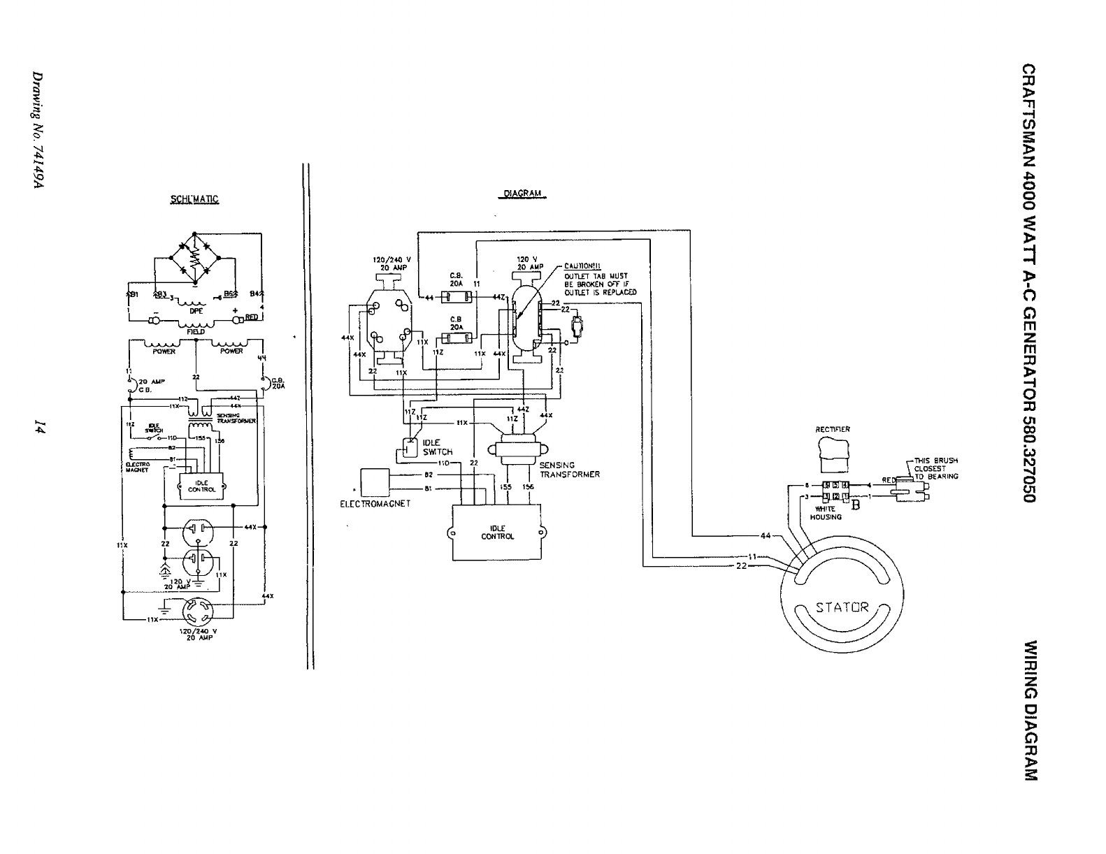
AUTOMATIC IDLE CONTROL
An Automatic Idle Control system provides greatly im-
provedluel economy by operating the unit at its normal high
governed speed only when electrical loads are plugged in
and turned on. The system consists of (a) an Idle Control
Circuit Board, (b) a Sensing Transformer, (c) an
Electromagnet, and (d) an Idle Control Switch (Fig. 8).
Idle Control Switch ON: Engine-generator runs at high
governed speed only when an electrical toad is connected
to the generator and turned on. When the electrical load is
disconnected, an Electromagnet is energized to pull the
engine throttle control against its idle stop. Engine then
runs at reduced (idle) speed.
Idle Control Switch OFF: The Electromagnet cannot be
energized, since its power circuit is open. Engine runs at
highgoverned speed (about 3600 rpm) whether load (s) are
connected or not.
The Idle Control System may be briefly described as fol-
tows:
Power voltage for Electromagnet operation is available
to the Idle Control Circuit Board, via Wires 11D and 22.
When an electrical load is not plugged in to panel
receptacles, no current flows through the Sensing
Transformer primary winding and no current flow is
present in the Transformer secondary winding. The
Idle Control Circuit Board then completes the circuitto
the Electromagnet, which energizes to pull the engine
throttle back against its idle stop. The .engine-gener-
ator runs at idle speed.
When an electrical load is plugged in, current flows
through the primary windings of the Sensing Trans-
former, to induce acurrent flow into the Transformer's
secondary windings..This current flow to the load is
"sensed" by the Idle Control Circuit Board, via Wires
155 and 156. Circuit board action then opens the
power circuit to the Electromagnet, which de-ener-
gizes. The engine governor then maintains engine
speed at about 3600 rpm.

OPERATION
DON'T OVERLOAD THE GENERATOR
This generator is equipped with 20-amp circuit breakers,
which protect the unit against electrical overload. Over-
loading a generator in excess of its rated wattage capacity
can result in damage to the generator to connected electri-
cal devices. Observe the following, to prevent overloading
the unit.
Add up the total wattage of all electrical devices to be
connected at one time. This total should NOT be
greater than the generator's wattage capacity.
The rated wattage of lights can be taken from light
bulbs. The rated wattage of tools, appliances and
motors can usually be found on a data plate or decal
affixed to the device.
If the appliance, tool or motor does not give wattage,
mulitply 120 volts times ampere rating to determine
watts (volts x amps = watts).
Some electric motors,such as induction types, require
about two and a halt times more watts of power for
starting than for running. This surge of power lasts only
a few seconds when starting such motors. Make sure
you allow for this high startingwattage when selecting
electrical devies to connect to your generator. First,
figure the watts needed to start the largest motor. Add
to that figure the running watts of all other connected
loads.
The GUIDE below is provided to assist you in deter-
mining howmany items your generator can operate at
one time.
WATTAGE REFERENCE GUIDE
RUNNING
WATTS
*Air Conditioner (12,000 Btu) ................................... 1700
Battery Charger (20 amp) ......................................... 500
Belt Sander (3") ........................................................ 1000
Chain Saw ................................................................ t200
Circular Saw (6-12/") ...................................... 800 to 1000
Coffee Maker ............................................................ 1000
*Compressor (1 HP) ................................................. 2000
*Compressor (3/4 HP) .............................................. 1800
*Compressor (1/2 HP) .............................................. 1400
Curling Iron ................................................................ 700
*Deep Freeze ............................................................ 500
Disc Sander (9") ....................................................... 1200
Edge Trimmer ............................................................ 500
Electric Nail Gun ...................................................... 1200
Electric Range (one element) ................................... 1500
Electric Skillet ............................. .............................. 1250
*Furnace Fan (1/3 HP) ............................................. 1200
Hair Dryer ................................................................. 1200
Hand Drill (1") ........................................................... 1100
Hand Drill (1/2") ............................................. 750 to 1000
Hand Drill (3/8") ......................................................... 500
Hand Drill (1/4") ......................................................... 250
Hedge Trimmer ......................................................... 450
Impact Wrench .......................................................... 500
*Jet Pump .................................................................. 800
RUNNING
WATTS
Lawn Mower ............................................................. 1200
Ught Bulb .................................................................. 100
Microwave Oven ....................................................... 700
*Milk Cooler ...................... _....................................... 1100
Oil Burner on Furnace .............................................. 300
Oil Fired Space Heater (140,000 Btu) ...................... 400
Oil Fired Space Heater (85,000 Btu) ........................ 225
Oil Fired Space Heater (30,000 Btu) ........................ 150
*Paint Sprayer, Airless (1/3 HP) ............................... 600
Paint Sprayer, Airless (handheld) ............................ 150
Radio ................................................................. 50 to 200
*Refrigerator .............................................................. 600
Slow Cooker.............................................................. 200
*Submersible Pump (1-1/2 HP) ................................ 2800
*Submersible Pump (1 HP) ...................................... 2000
*Submersible Pump (1/2 HP) ................................... 1500
Sump Pump .............................................................. 600
*Table Saw (10")......................................... 1750 to 2000
Television ......................................................... 200 to 500
Weed Trimmer .......................................................... 500
* Allow 2-1/2 times the listed watts for starting these
devices.

MAINTENANCE
GENERAL RECOMMENDATIONS ENGINE MAINTENANCE
The Owner/Operator is responsible for making sure that all
periodic maintenance tasks are completed on a timely
basis; that all discrepancies are corrected; and that the unit
is kept clean and properly stored. Never operate a
damaged or defective generator. Follow the recommenda-
tions in the SERVICE RECOMMENDATIONS chart on
page 12.
CAUTION: DISCONNECT SPARK PLUG WIRE
FROM SPARK PLUG AND PLACE WIRE WHERE IT
CANNOT COME IN CONTACT WiTH YOUR SPARK
PLUG BEFORE WORKING ON YOUR GENER-
ATOR.
GENERATOR MAINTENANCE
Generator maintenance constists of keeping the unit clean
and dry. Operate and store the unit ina clean dry environ-
ment where it will not be exposed to excessive dust, dirt,
moisture or any corrosive vapors. Cooling air slots in the
generator must not become clogged with snow, leaves,or
any other foreign material.
Check the cleanliness ofthe generator frequently and clean
when dust, dirt, oil, moisture or other foreign substances
are visible on its exterior surface.
NOTE: We DO NOT recommend using a garden hose to
clean generator. Water can enter the engine fuel system
and cause problems. In addition, if water enters the gen-
erator through cooling air slots, some of the water will be
retained in voids and cracks of the rotor and stator winding
insulation. Water and dirt buildup on the generator internal
windings wilt eventually decrease the insulation resistance
of these windings.
TO CLEAN THE GENERATOR:
•Use a damp cloth to wipe exterior surfaces clean.
"Asoft, bristle brush may be used to loosen caked on
dirt, oil, etc.
• A vacuum cleaner may be used to pick up loose dirt
and debris.
Low pressure air (not to exceed 25 psi) may be used
to-blow away dirt. Inspect cooling air slots and open-
ings on the generator. These openings must be kept
clean and unobstructed.
CAUTION: NEVER INSERTANY OBJECT ORTOOL
THROUGH THE AIR COOLING SLOTS, EVEN IF
THE ENGINE IS NOT RUNNING. DAMAGETOTHE
UNIT OR PERSONAL INJURY MAY RESULT.
CHECKING OIL LEVEL
Oil level should be checked prior to each use or at least
every five hours of operation. See OPERATION section
for more information.
CHANGING OIL
Change oil after first five hours of operation. Change oil
every 50 hours thereafter. If you are using your generator
under dirty or dusty conditions, or in extremely hot weather,
change oil every 25 hours of operation.
Change oil while engine is still warm from running, as
follows:
•Remoye oildrain plug (Fig. 9) anddrain oil completely
into a suitable container.
•When all oil has drained, install and tighten oil dry,in
plug.
Cooling Fin
o,, F
and Dipstick __ Drain Plugi
FIG. 9
• Remove oil filler plug/dipstick. Fill engine to point
indicated on oil dipstick. DO NOT fill above "FULL"
mark. You will need about 1.5 pints.
°When engine sump pump isfilled to proper point, install
and tighten oil tiller plug/dipstick.
SERVICE AIR CLEANER
Your engine will not run properly and may be damaged if
you run it using a dirty air cleaner.
Replace paper air cleaner element: If engine is equipped
with paper type cleaner (Fig. 10) clean or replace air filter
at least once each year. Replace more often if operating
under extremely dirty or dusty conditions DO NOT AT-
TEMPT TO CLEAN OR OIL THE PAPER FILTER. Install
a new paper filter as follows.
•Remove WING NUT, COVER and PAPER FILTER.
Discard the PAPER FILTER.
• Clean inside of BASE and COVER thoroughly.
• Position new PAPER FILTER on BASE.
•InstallCOVER and secure it to BASE with WING NUT.
8

BASE
PAPERFILTER
COW:-
t
WINGNU"
FIG. 10
REPLACE SPARK PLUG
Change the spark plug every 100 hours of operation or
once each year, whichever comes first. This will help your
engine to start easier and run better. Set spark plug gap
(Fig. 12) to 0.030 inch (0.76mm). Remove spark plug
access cover to gain access to the spark plug.
.030" (#6 rnrn) _,_
FEELER GAUGE t
SPARK PLUG
CLEAN SPARK ARRESTOR
The engine exhaustmuffler has a spark arrestor screen.
The screen should be inspected every 100 operating hours
or once each year, whichever comes first.
CAUTION: LET THE MUFFLER COOL BEFORE i
_k WORKING ON IT. CONTACT WITH A HOT MUF- I
FLER ORENGINE CAN CAUSESEVERE BURNS.
NOTE: If you use your generator on any forest-covered,
brush-covered or grass-covered unimproved land, it must
have a spark arrestor. The spark arrestor must be cleaned
and maintained in good condition by the owner or operator.
The preceding is required by law in the State of California.
Other states my have similar laws. Federal laws apply on
federal lands.
Clean and inspect the spark arrestor as follows (Fig. 11)
•Remove four screws, then remove the exhaust outlet
pipe and its gasket.
•Clean the screen with a commercial cleaning solvent.
•Inspect the screen and replace if torn, performed or
otherwise damaged. DO NOT USE a defective
screen.
•Use a new gasket and install the exhaust outtet pipe.
Retain with four screws.
FIG. 12
CLEAN ENGINE
Inspect the engine frequently and clean when its cooling
fins are dirty. Clean the engine cooling fins. Also cleanthe
air intake screen around the starter housing.
EXHAUST OUTLET
PIPE SCREWS (4) SCREEN
FIG. 11
9

SERVICE RECOMMENDATIONS
Periodic Maintenance Chart
PERIODI(_"MAINTENANCE INTERVAL
After First EverY Every Every Once
Maintenance Task 2 Hours 5 Hours 20 Hours 25 Hours Annually Other
1, Check engine oil level X
2. Change engine oil* X X
3. Replace paper filter
type air cleaner** X
4. Clean & re-oil foam type
air cleaner (if so equipped) X
5. Check engine spark plug X
6. Inspect spark arrestor X
7, Inspect engine-generato_ X X
8 Prepare unil for storage I ....... ItX
]0

SERVICE AND ADJUSTMENTS
ENGINE SPEED
Engine speed was properly adjusted at the factory and
should require no additional adjustment. Do not attempt to
change engine speed. If you believe the engine is running
too fast or too slow, take your generator to. an authorized
Sears Service Center for repair and adjustment.
Your generator engine runs at a constant speed. This
constant operating speed is maintained by a mechanical,
flyweight type, fixed speed govenor. DO NOT try to adjust
the governed speed setting for the following reasons:
High engine speeds are dangerous and increase the
risk of personal injury or damage to equipment.
Low engine speeds impose a heavy load on the engine
when sufficient engine power is not available and may
shorten engine life.
The generator will supply correct rated a-c frequency
and voltage only at the proper speed. Some connected
electrical devices could be damaged by incorrect fre-
quency and/or voltage.
CARBURETOR
The engine carburetor was factory adjusted and, under
most normal conditions, should require no additional ad-
justment. However, some minor adjustment may be re-
quired to compensate for differences in fuel, temperature,
altitude, or load on the engine.
NOTE: DO NOT remove the air cleaner when running
engine. Operation without fully assembled air filter in-
stalled may cause engine damage.
INITIAL CARBURETOR ADJUSTMENT:
=Gently turn IDLE VALVE and NEEDLE vALVE (Fig.
14) clockwise until they just close. Valves may be
damaged by turning them in too far.
•Open NEEDLE VALVE one and a half turns
counterclockwise.
• Open IDLE VALVE one turn counterclockwise.
FINAL ADJUSTMENT:
• Start engine and let it warm up at least five minutes.
• Turn NEEDLE VALVE in(clockwise-lean mixture) until
engine starts to slow down.
•Turn NEEDLE VALVE out (counterclockwise -rich
mixture) past the smooth operating point.
°Turn the needle valve in (lean mixture) to midpoint
between rich and lean.
Rotate the THROTTLE counterclockwise and hold it
against the THRO-I-FLE STOP. While holding it in this
position, turn IDLE VALVE in slowly and then out
slowly. Set at midpoint between rich and lean.
Release THROTTLE. If engine does not accelerate
properly, readjust carburetor to aricher mixture.
IOLE AIR
BLEED MAIN AIR
BLEED
SHUTTER
IDLE
ADJUSTMENT
INLET NEEDLE
AND SEAT
MA_N NOZZLE
FLOAT
_MAIN AJUSTMENT
FIG. 14
CHECK COMPRESSION
Remove spark plug and hold thumb over spark plug hole
while cranking engine. Compression should be sufficient
to push thumb off the opening. Ifcompression appears low,
check for the following:
•Loose cylinder head bolts.
•Blown head gasket
•Worn or damaged engine.
Department.
Contact Sears Service
]]

SERVICE AND ADJUSTMENTS
CHECK CARBURETION if plug is dry, look for the following:
Make sure gas tank is filled with clean, fresh gasoline.
Make sure fuel shutoff valve is open. Make sure fuel flows
freely through fuel line between tank and carburetor. Crank
engine several times, then remove spark plug. If plug is
wet, look for the following:
• Overchoking
•Rich fuel mixture
•Water in fuel
•Intake Valve stuck open
•Leaking carburetor gaskets
•Gummy or dirty carburetor
• Intake valve stuck closed
CHECK IGNITION
Remove spark plug wire from plug and hold metal terminal
end of wire near engine metal part. Crank engine. Aspark
should jump the gap from wire to engine. If spark occurs,
try a new spark plug. If no spark occurs, contact Sears
Service Department.
STORAGE
GENERATOR:
GENERAL
The generator should be started at least once every seven
days and allowed to run at least 30 minutes. If this cannot
be done and you must store the unit for more than 30 days,
use the following information as a guide to prepare it for
storage.
STORAGE INSTR UCTIONS
ENGINE:
•While engine is stillwarm, drainoil from crankcase and
refillwith fresh oil.
•Remove all fuel from fuel tank. Drain tank and run
engine until it stopsfrom lack of fuel.
IMPORTANT: 1T IS IMPORTANT TO PREVENT GUM
DEPOSITS FROM FORMING tN ESSEN-
TIAL FUEL SYSTEM PARTS SUCH AS
THE CARBURETOR, FUEL FILTER,
FUEL HOSE, OR TANK DURING
STORAGE. ALSO, EXPERIENCE INDI-
CATES THAT ALCOHOL BLENDED
FUELS (called gasohol or using ethanol
or methanol) CAN AI-rRACT MOISTURE
WHICH CAN FORM ACIDS THAT
SEPARATE DURING STORAGE.
ACIDIC GAS CAN DAMAGE THE FUEL
SYSTEM OF AN ENGINE WHILE IN
STORAGE.
Remove spark plug and pour about 0.5 ounce (15cc)
of engine oil into cylinder. Crank engine to distribute
oil. Install spark plug.
Clean dirt, oil, and grease from cylinder, cylinder head,
fins, blower housing, rotating screen and muffler area.
• Clean the generator as outline on Page 8 ("Cleaning
the Generator").
• Check that cooling air slots and openings on generator
are open and unobstructed.
OTHER STORAGE TIPS:
• Do not store gasoline from one season to another.
•Replace your gasoline can if tt starts to rust. Rust
and!or dirt in your gasoline can cause problems when
you use it with this unit.
Do not store the generator under any plastic cover. Plastic
cannot breathe, allowing condensation (moisture) to form.
This condensation can cause your generator to rust.
NOTE: If you must store the generator with fuel in the fuel
tank, using a fuel additive such as STA-BIL®, or an
equivalent will prevent fuel gum deposits from forming.
•Store generator indean, dry area.
]2

TROUBLESHOOTING POINTS
PROBLEM
No a-c output.
Engineruns goodat no-loadbut "bogs down"
whenloads arecon-ected.
Engine will not start or starts and runs rough.
Engine lacks power
Engtne 'hunsts" or falters.
Other engine problems
CAUSE
1.20 amp circuit breaker open.
2. Fault in generator.
3. Poor connection or defective cord set.
4. Connected device is bad.
1. Short circuit in aconnected electrical load.
2. Engine speed too slow.
3. Generator is overloaded.
4. Shorted generator circuit,
1. Run/Stop Switch set to Stop.
2, Dirty air cleaner
3. Out of gasoline.
4. Stale gasoline.
5. Spark plug wire not connected to spark plug.
6. Bad spark plug.
7. Water in gasoline.
8.0verchoking.
9. Excessively rich fuel mixture.
10. Intake valve stuck open orclosed.
1I. Engine Compression lost.
1, Load is too high.
2. Dirty air filter.
1. Choke is openedtoosoon.
2. Carburetoris running toorichortoolean.
Check compression, ignition,carburetion, or a-c
generation.
CORRECTION
1. Reset circuitbreaker.
2, Contact Sears Service Dept,
3. Check and repair,
4. Connect another device that is in good
conditon.
f. Disconnect shorted electrical load.
2. Contact Sears Service Dept.
3. See "Don't Overload the Generator on
Page 7.
4, Contact Sears Service Dept.
1. Set switch to RUN,
2. Clean or replace air cleaner,
3. Fillfuel tank.
4. Draingas tank; fill with fresh gasoline.
5, Connect wire to spark plug.
6. Replace spark piug,
7. Drain gas tank; fill with fresh gasoline.
8. Open choke fully E[ndcrank engine
9. Adjust carburetor (see Page 11)
10. Contact Sears Service Deptartment
11. Contact Sears Service Department.
1. See "Don't Overload the Generator on
Page 7
2.Replaco air filter..
1. Move choke to ha_way positionuntil en-
gine runssmoothly.
2. Adjust carburetor.
See informationin"Service and Adjustmenmts"
on Page 10.
]3

SCH[MAnC
J,",2o ,u_, _, _'_c..e.
HX 22 N.-Y..-. r 22
_Zo/24,o v
20 AkqP
120/24,0 V I 120 V
I _ 2oA 11 .J-J../ eE_<EN Orr_;
t_t-;ilr I'I !1
_'" L II
I/1 IOL_" I
-- t_O'--'l 2,2 _SENSING
[_1---°= 11 _1 I_A.sFo..<.
J!
•IDL£ _k
lo CON'TROL _J
HOUSING
::0
}>
"n
,--t
Z
o
Q
0
>
]_
I
[..)
m
z
m
0
€0
r._
",.4
o
g_
0
:g
m
Z
13
:g

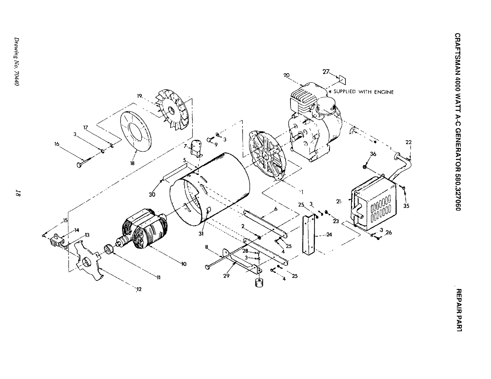
CRAFTSMAN 4000 WATT A-C GENERATOR 580.327060 REPAIR PARTS
"_SUPPLIED WiTH ENGINE
5
12
ITEM PART NO. QTY.
176236 1
2 75933 1
3 44624 4
4 22129 8
5 36223 4
6 33212 2
8 76220 1
9 70434 1
10 70433 1
11 70432 1
12 38150 3
13 22264 3
14 51718 2
15 22153 1
16 22473 1
17 23897 2
18 36261 2
19 70446 1
2o 77816 1
21 50923 1
22 22152 1
23 25105 2
DESCRIPTION
ENGtNE-TECUMSEH 8HR
CRADLE,, SEARS 4000
MOUNT, RUBBER
LOCK WASHER-5/16"
CAPSCREW, HEX HEAD-5i16"_18 x 3/4"
CAPSCREW, HEX HEAD-5/16"-18 x 1-1/4" LONG
IDLE CONTROL COIL
LEVER, I/C THROTTLE
BRACKET,COIL TO ENGINE
BRACKE'_,I/(3COIL
FLATWASHER-#8
LOCK WASHER-#8
CAPSCREW, HE)( HD.-M4.-0.70 x 10
MACHINE SCREW, ROUND HEAD-#8-32 x1/2"
FLATWASHER-#10
FLATWASHER-#10
POP RIVET,STAINLESS STEEL 1/8"x .23
GOVERNOR LEVER
DECAL, CAUTION HOT
MACH. SCR., PP HD. #I0-24 x 5/8"
LOCK WASHER, NO. 10
SCR, ROUND HD.-MACH. WITH LOCK WASHER #6-32×1/4"
15 Drawing No. 70442

0_
23
,\
2O
\
\
3
16
21
13
12
7
\4
t
'1'1
.-/
03
Z
_>
,>
(..)
Q
m
Z
m
-4
0
(31
CO
0
PO
"..I
0
m
m
-a
,-4

CRAFTSMAN 4000 WATT A-C GENERATOR 580.327060 REPAIR PARTS
ITEM PART NO.
1 24489
2 24944
3 76249
4 76460
5 68867
6 68759
7 66819
8 6.77632
9 22717-A
10 74769
11 75921
12 55869
13 76255
14 51715
15 22264
16 23365
17 75475
18 38150
19 70439
20 76278
* 43483
*70438
21 25433
22 77818
23 77026
DESCRIPTION
SCREW (TAPTITE) - No. 10-32 x 3/8" (14 REQ.)
PLUG, BUTTON -- 1.25" DIAMETER (1 REQ.)
PANEL, END (1 REQ.)
BACK, PANEL SHROUD (1 REQ.)
RECEPTACLE- 120/240 VOLTS (1 REQ.)
RECEPTACLE - 120 VOLTS DUPLEX TYPE (1 REQ.)
BREAKER, CIRCUIT -- 20 AMP (2 REQ.)
BOARD, CIRCUIT - IDLE CONTROL (1 REQ.)
GROMMET (1 REQ.)
TRANSFORMER, IDLE CONTROL (1 REQ.)
DECAL, SEARS 4000 (1 REQ.)
SWITCH, IDLE CONTROL (t REQ.)
DECAL, IDLE CONTROL (1 REQ.}
NUT, HEX- M4-0.70 (8 REQ.)
LOCKWASHER- No. 8 (8 REQ.}
WASHER (SHAKEPROOF) - No. 8 (2 REQ.)
SCREW, PAN HD.- M4-0.7 X 10ram (6 REQ.)
FLAT WASHER - No. 8 (4 REQ.)
SCREW, PAN HD. - M4-0.7 X 20ram (2 REQ.)
SHROUD, PANEL (1 REQ.)
PLUG, CONNECTOR- NEMA L14-20P (1 REQ.)
MANUAL (I REQ.)
GROUND LUG (1 REQ.)
DECAL, DANGER (1 REQ.)
DECAL, NAMEPLATE (1 REQ.)
Drawing No. 70441 17

oo
16
'2_. 27._
SUPPLIED WITH ENGINE
0
o_
6
C_
/'11
Z
m
--I
0
".4
m
,,_
_a
_o
Sl

CRAFTSMAN 4000 WATT A-C GENERATOR 580.327060 REPAIR PARTS
ITEM PART NO.
1 60220-F
2 22O97
3 22129
4 43107
5 76256
6 7595O
7 28293
8 44395-H
9 22336
10 68397
11 24049
12 44943
13 A-24044-A
14 23877-D
15 25105
16 28092
17 50190
18 44357
19 44331
20 76236
21 72804
22 60706
23 52858
24 76299
25 22145
26 40976
27 77819
28 36223
29 70634
** 70438
30 75940
31 67210-A
35 52829
36 52858
DESCRIPTION
HOUSING ADAPTER (1 REQ.)
LOCKWASHER -1/4" (4 REQ.)
LOCKWASHER - 5/16" (9 REQ.)
CAPSCREW, HEX HEAD M8-1.25 x 25ram LONG (2 REQ.)
STATOR ASSEMBLY (1 REQ.)
BAR, STATOR BOLT (2 REQ.)
RECTIFIER BRIDGE (1 REQ.)
BOLT, STATOR (4 REQ.)
SCREW - 5/16"-24 X3/4" (4 REQ.)
ROTOR ASSEMBLY (1 REQ.)
BEARING, ROTOR (1 REQ.)
CARRIER, BEARING (1 REQ.)
BRUSH (2 REQ.)
HOLDER, BRUSH (1 REQ.)
SCREW - No. 6-32 X 1/4" (2 REQ.)
BOLT, ROTOR -5/16"-24 X 9.25" (1 REQ.)
WASHER, FAN RETAINING (1 REQ.)
COVER, FAN (1 REQ.)
FAN, COOLING (1 REQ.)
ENGINE - 8HP. TECUMSEH (1 REQ.)
MUFFLER ASSEMBLY (1 REQ.)
CAPSCREW, SOCKET HD. - 5/16"-18 x 3/4" LONG (2 REQ.)
NUT, LOCKING FLANGE- M8-1.2514 REQ.)
SUPPORT, MUFFLER (1 REQ.)
FLAT WASHER - M8 (2 REQ.)
CAPSCREW, SOCKET HD. - M8-1.25 x20ram (2 REQ.)
DECAL, START/STOP (1REQ.)
CAPSCREW, HEX HD. - 5/16"-18 x 1/2" LONG (2 REQ.)
SUPPORT, REAR ALTERNATOR (1REQ.)
MANUAL, OWNER'S (1 REQ.)
DECAL, SEARS (1 REQ.)
DECAL, GROUND (1 REQ.)
CAPSCREW, SOCKET HD. - M8-1.25 x 14mm (2 REQ.)
NUT, LOCKING FLANGE - M8-1.25 (4 REQ,)
** NOT SHOWN
Drawing No. 70440 19

CRAFTSMAN4-CYCLEENGINE MODEL NUMBER" 143.796202
I
56
6O
24
215
58 I
I
'_178
I
I
MODELend SERIAL
NUMBERS HERE
7
i"
.i"
213 /
196
20

CRAFTSMAN4-CYCLEENGINE
Ref.
No.
1
3
4
5
6
7
8
9
9A
9A
9A
1o
11
11
11
17
18
19
19A
2O
21
22
23
24
25
26
27
33
34
35
36
37
38
39
4O
41
42
43
49
5O
51
52
53
54
55
56
57
58
59
6O
62
66
66
67
Part
No.
35385
27642
35319
27652
35326
65O561
35425
34552
34553
34554
34329A
34330A
34331A
27888
34332
34333
34334
35373A
35374
65O9O8
6.5_882
34O34
35375
33273A
650128
"35262
35376
35377
35319
30699C
307OO
65O494
29642
31845
30588A
36479
29193
35378
33369
650836
29916
29826
29216
33454
29918
65O548
30322
650832
650833
35555
35499
35554
35540
27878A
27880A
34035
Part Name
Cylinder (Incl. Nos. 3, 4 Et 5)
Plug, Pipe
Seal, Oil
Pin, Dowel
Baffle, Blower housing
Screw, Hex washer hd. Durlok, !/4-20
x 5/8
Crankshaft
Piston, Pin 8 Ring Assy. (Incl. Nos.
9A, 10 6" 11} (Std.)
Piston, Pin 8- Ring Assy. (Incl. Nos.
9A, 10 _ 1t) (.010 oversize)
Piston, Pin El" Ring Assy. (Incl. Nos.
9A, 10 _ 11) (.020 oversize)
Piston 8 Pin Assy. (Incl. No. 10} (Std.)
Piston 8 Pin Assy. (Incl. No. 10) (.010
oversize)
Piston Ef Pin Assy. (tncl. No. 10} [.020
oversize)
Ring, Piston pin retaining
Ring Set, Piston (Std.)
Ring Set, Piston (.010 oversize)
Ring Set, Piston [.020 oversize)
Rod Assy., Connecting [Incl. Nos. !8,
19 _ 19A)
Dipper, Oil
Bolt, Connecting rod
Bolt, Connecting rod
Lifter, Valve
Camshaft (Mechanical Compression
ReleaseJ
Extension, Blower housing
Screw, Hex hd. Seres, 10-24 x 1/2
Gasket, Cylinder cover
Cover Assy., Cylinder (Incl. Nos. 26,
27 _ 37)
Bushing, Cylinder cover
Seal, Oil
Rod Assy., Governor Ilncl. Nos. 34 8
35)
Yoke, Governor
Screw, Fil. hd. Sems, 6-40 x5/16
Ring, Retaining
Shaft, Governor
Spool, Governor
Washer, Flat
Ring, Retaining
Gear, Governor (lncl. No. 39)
Bracket, Governor gear
Screw, Hex washer hd. thread form-
mg, 10-24 x I/2
Clamp, Governor lever
Screw, Hex washer hd., !0-32 x 3/4
Locknut, Hex "Keps", 10-32
Lever, Governor
Washer, E.T. Lock
Screw, Hex washer hd., 8-32 x 5/16
Locknut, Hex "Keps", 8-32
Screw, Hex washer hd. Powerlok,
1/4-20 x 1-11/16
Screw, Hex washer hd. Powerlok,
1/4-20 x I-3/16
Dipstick, Oil
"0" Ring
Tube, Oil fill
Clip, FilJtube
Valve, Exhaust (Incl. No. 70) {Std.)
Valve, Exhaust (InoL No. 70) (1132"
oversize)
Valve, Intake (Incl. No. 70) {Std.)
Ref.
No.
67
68
68A
69
70
76
78
79
80
81
82
83
96
97
99
99A
100
101
102
103
104
105
106
t07
108
109
110
111
112
114
115
117
118
119
120
130
140
143
144
145
146
147
148
155
156
157
158
159
160
161
168
169
170
171
172
173
174
MODEL NUMBER: 143.79620;
Part
No.
34O36
27882
34689
27881
32581
32589
611090
65O88O
650881
65O872
35135
65o814
"34041A
34030
34251
27276
650691
650727
65069o
650694A
"27896A
28423
28424
28425
35350
650t 28
30845A
3345O
30886A
29752
*33263
34707
30088A
650378
"27915A
33375C
338_
6507_
29747B
33013
650760
65O89O
30747
33267
28820
33266
"27272A
33268
33269A
65O513
33272.A
650802
341_
62713
34158
65O561
650665
Part Name
Valve, Intake (Incl. No. 70) (1/32"
oversize)
Cap, Upper valve spring
Seat Assy., Intake valve
Spring, Valve
Cap, Lower valve spring
Key, Flywheel
Flywheel
Washer, Lock
Nut, Flywheel
Stud, Solid state mounting
Solid State Assy.
Screw, Torx Hex washer hd. Sems,
t0-24 x1
Gasket,Cylinderhead
Head, Cylinder
Resistor Spark plug (Champion RJ-
17LM or equivalent}
Cover, Spark plug
Washer, Flat
Screw, Speciat hex hd. tapped,
5/16-18 x 1-3/4
Washer, Flat
Screw
Gasket,Breather
Body, Breather
Element,Breather
Cover, Breather
Tube, Breather
Screw, Hex hd. Seres, 10-24 x1/2
Bolt, Governorspring adjusting
Nut, Lock
Spring, Extension
Nut _ Lockwasher, 1/4-28
Gasket,Carburetor
Pipe, Intake
Screw, Fil. hd. Sems, 1/4-28 x1
Screw, Torx Fil. hd. Seres, 5/16-18 x
1-1/8
Gasket,Intake pipe
Housing, Blower
Link, Governor-to-throttle
Screw, Hex hd. spinlock thread form-
rag, 5/16-18 x 3/4
Screw, Hex hd. Seres,5/16-24 x 21/32
Cover, Starter hole
Screw, Pan hd. taptite, 8-32 x 3/8
Washer, Lock
Clip, Shorting
Bracket, Air cleaner
Screw, Fit. hd. Seres, 10-32 x 1/2
Bracket, Air cleaner
Gasket, Air cleaner
Element, Air cleaner
Cover, Air cleaner
Nut, Wing
Cover, Cylinder head
Screw, Hex washer hd. taptite, 1/4-20
x 5/8
Plate, Fuel tank mounting
Screw, Hex hd., 5/'16-18 x 5/8
Bracket, Fuel tank
Screw, Hex washer hd. Durlok, 1/4-20
x 5/8
Screw, Hex washer hd. thread cutting,
1/4-15 x 7/8
*Indicates Parts Included in
Gasket Set, Ref. No. 2!5.
2]

CRAFTSMAN4"CYCLEENGINE MODELNUMBER"143.796202
Ref. Part
No. No.
175
176
177
178
186
194
195
196
199
210
34156A
35355
30705
2646O
27930A
35287
35446
29752
35392
34346
Part Name
Tank, Fuel (IncL Nos. 176 8 178)
Cap, Fuel tank
Line, Fuel
Clamp, Fuel line
Gasket, Exhaust
Hub, Starter
Screen, Starter
"Nut 8Lockwasher, 1/4-28
Plug, Starter
Decal, Instruction
Ref.
No.
212
2t3
215
Part
No.
632351
590633
33279G
Part Name
Carburetor {Incl. No. 115)
Starter, Rewind
Gasket Set (Incl. items marked "1
RPM Setting:
High Speed: 3750.
*Indicates Parts Included in
Gasket Set, Ref. No. 215.
CARBURETOR NO, 632351
"- 14
i
_-16
!Ref,
No,
I
2
3
4
5
7
8
9
10
11
12
13
14
15
16
17
18
23
24
25
26
28
29
3O
31
Part
No,
632351
631776
631970
631778
6505O6
63O768
63O738
65O417
631812
630735
631763
*630748
*631027
*631021
631022
632019
*631024
631867
631184
631183
27110
"632239
*630740
*632281
*631028
632164
632043
631971
630739
632347
Part Name
Carburetor
Shaft 8 Lever Assy., Throttle
Spring, Throttle return
Shutter, Throttle
Screw, Throttle Et Choke shutter
Spring, Idle regulating screw
Spring, Main adiustment screw
Screw, Idle regulating
Shaft Et Lever Assy., Choke
Spring, Choke positioning
Shutter, Choke
Plug, Welch
Plug, Welch
Inlet Needte, Seat Et Clip Assy.
(Incl. No. 13)
Clip, Inlet needle
Float, Carburetor
Shaft, Float
Bowl, Float
Washer, Fiat
Washer, Felt
Gasket, Bowl-to-body
Adjustment Screw Assy., Main
[tncl. Nos. 5A, 21, 23 6" 301
"0" Ring, Adjustment screw
Screw, Idle adiustment
Gasket, Rowl-to-body
Fitting, Fuel
Spring, Choke return
Seal, Dust
Washer, Flat
Repair Kit {IncI. items marked *)
22

12
l_f. Part
No. No. Part Name
1
2
3
4
8
9
10
11
12
59O633
_Ai
58O60O
590861
59O627
59O641
59O6O1
59O632
5_451A
59O629
59O387
59O634
StaRer, Rewind
Pin, Spring (Inct. No. 7)
We=her
Spring A_y., Brake _t Dog
Retainer
Dog, Starter
Washer
Pulley
Rope, Starter
Spring _Keeper A_y.
Handle Auy., Starter
Housing A_y., Starter
23

SEA/R@
OWNER'S
MANUAL
MODEL NO.
580.327060
HOW TO ORDER
REPAIR PARTS
£RRFTSMRN °
120 VOLTS /4000 WATT A-C
PORTABLE A-C GENERATOR
Each Generator has its own model number. Each engine has its own
model number.
The model number for your generator will be found on a decal
attached to the control panel shroud.
The model number for the engine willbe foundon the Blower Housing
of the engine adjacent to the spark plug.
All parts listed herein may be ordered through Sears, Roebuck and
Co. Service Centers and most Retail Stores.
WHEN ORDERING REPAIR PARTS, ALWAYS GIVE THE
FOLLOWING INFORMATION:
•PRODUCT- PORTABLE A-C GENERATOR
•MODEL NUMBER-580.327060
•ENGINE MODEL NO.- 143.796202
•PART NUMBER
•PART DESCRIPTION
Your Sears merchandise has added value when you consider that
Sears has service units nationwide staffed with Sears trained tech-
nicians .... professional technicians specifically trained on Sears
products, having the parts, tools and the equipment to ensure that
we meet our pledge to you, we service what we sell.
Put No. 80059 R_vision 3 (1111/90) Printed in U.S.A.