Craftsman 580327150 User Manual 2400 WATT PORTABLE AC GENERATOR Manuals And Guides L0912330
CRAFTSMAN Generator Manual L0912330 CRAFTSMAN Generator Owner's Manual, CRAFTSMAN Generator installation guides
User Manual: Craftsman 580327150 580327150 CRAFTSMAN 2400 WATT PORTABLE AC GENERATOR - Manuals and Guides View the owners manual for your CRAFTSMAN 2400 WATT PORTABLE AC GENERATOR #580327150. Home:Tool Parts:Craftsman Parts:Craftsman 2400 WATT PORTABLE AC GENERATOR Manual
Open the PDF directly: View PDF
.
Page Count: 26

Owner's Manual
COMPANION I
5000 "Watt
AC Generator Start
Model No. 580.327152
HOURS: Mon.- Fri. 8 aom. to 5 p.m. (CT)
CAUTION:
Before using this product, read this
manual and follow all Safety Rules
and Operating Instructions.
Sears, Roebuck and Co., Hoffman Estates,
Visit our Craftsman website: www.sears.com
Part No, B2473 Draft 2 (6/18/1999) Printed in the U,S.A.
IL 60179
• Safety
•Assembly
•Operation
•Maintenance
°Parts

WARRANTY ............................... 2
SAFETY INSTRUCTIONS .................... 3
ASSEMBLY ............................... 4
OPERATION ............................. 5-9
PRODUCT SPECIFICATIONS ................ 10
MAINTENANCE ........................ t0-11
STO RAG E ............................... 12
TROUBLESHOOTING ...................... 13
WIRING DIAGRAM ......................... !5
REPLACEMENT PARTS .................. 16-22
EMISSIONS WARRANTY ................. 24-25
HOW TO ORDER PARTS/SERVICE . .BACK PAGE
LIMITED ONE YEAR WARRANTY FOR COMPANION GENERATORS
SEARS warrants to the original purchaser that the alternator and engine for its portable generator wilt be free
from defects in materials or workmanship for the items and period set forth below from the date of original
purchase. This warranty is not transferable.
CONSUMER* COMMERCIAL*
Alternator 1 year 90 Days
Engine 1 year 90 Days
* NOTE: For the purpose of this warranty "Consumer Use" means personal residential household and emergency
use by original purchaser, not to be Used as a primary source of power. "Commercial Use" means all other uses,
including rental, construction, commercial, and income producing purposes. Once a generator has experienced
commercial use, it shall thereafter be considered a commercial use generator for the purpose of this warranty.
During Said warranty period, SEARS witll at its optioni repair or replace any part which, upon examination by
: i SEARS, is found to be defective under norrnal use and service**. Starting batteries are not warranted by
SEARS. All transportation costs under warranty, including return to the factory if necessary, are to be borne by
the purchaser and prepaid by him. This warranty does not cover normal maintenance and service and does not
apply to a generator set, alternator or engine, or parts which have been subjected to improper or unauthorized
installation or alteration, misuse, negligence, accident, overloading, over-speeding, improper maintenance, repair
or storage so as, in SEARS's judgment, to adversely affect its performance and reliability.
** NORMAL WEAR: As with all mechanical devices, engines need periodic parts service and replacement to
perform well. This warranty wit! not cover repair when normal use has exhausted the life of a part or engine.
THERE IS NO OTHER EXPRESS WARRANTY. SEARS HEREBY DISCLAIMS ANY AND ALL IMPLIED
WARRANTIES, INCLUDING BUT NOT LIMITED TO THOSE OF MERCHANTABILITY AND FITNESS
FOR A PARTICULAR PURPOSE TO THE EXTENT PERMITTED BY LAW. THE DURATION OF ANY
IMPLIED WARRANTIES WHICH CANNOT BE DISCLAIMED IS LIMITED TO THE TIME PERIOD AS
SPECIFIED IN THE EXPRESS WARRANTY. LIABILITY FOR CONSEQUENTIAL, INCIDENTAL, OR
SPECIAL DAMAGES UNDER ANY AND ALL WARRANTIES IS EXCLUDED.
Some provinces do not allow limitations on how long an implied warranty lasts, or the exclusion or limitation of
incidental or consequential damages, so the above limitations or exclusions may not apply to you. This warranty
gives you specific legal rights and you may also have other rights, which vary from state to state.
For service, see your nearest SEARS authorized warranty service facility. Warranty service can be performed
only by a SEARS authorized service facility. This warranty will not apply to service at any other facility. At the
time of requesting warranty service, evidence of original purchase date must be presented.
SEARS, ROEBUCK and CO., D/817WA, Hoffman Estates, IL 60179 U.S.A.
2

IThe engine exhaust fromthis pr0duCt :
contains chemicals known to the State
of California to cause cancer, birth
defects, or other reproductive harm_.............................
CAUTION: Always disconnect spark plug
wire and place-the wire where it cannot
contact the spark plug. To prevent accidental
starting when setting up, transporting,
adjusting or making rePairs to your
Generator.
DANGER: This generator is designed for
outdoor use only. Do not use this generator
inside any building or enclosure including the
generator compartment of a recreational
vehicle (RV). Fire or an explosion may result.
No user performed modifications, including
venting of exhaust and!or cooling ventilation,
will eliminate the danger. Also, allow at least
two feet of clearance on all sides of the
generator even while operating the unit
outdoors.
CAUTION: Before using this product, read
this manual and follow all Safety Rules and
Operating Instructions.
• The generator produces dangerously high voltage
that can cause extremely hazardous electrical
shock. Avoid contact with bare wires, terminals,
etc. Never permit any unqualified person to
operate or service the generator.
•Never handle any kind of electrical cord or device
while standing in water, while barefoot or while
hands or feet are wet.
The National Electric Code requires the frame and
external electrically conductive parts of generator
be properly connected to an approved earth
ground. Local electrical codes may also require
proper grounding of the generator. Consult with a
local electrician for grounding requirements in your
area.
•Use a ground fault circuit interrupter in any damp
or highly conductive area (such as metal decking
or stee! work).
•Operate generator only on level surfaces and
where it will not be exposed to excessive moisture,
dirt, dust or corrosive vapors.
•Do not use worn, bare, frayed or otherwise
damaged electrical cord sets with the generator.
°
@
Gasoline is highly FLAMMABLE and its vapors are
EXPLOSIVE. Do not permit smoking, open flames,
sparks or heat in the vicinity while handling
gasoline. Avoid spilling gasoline on a hot engine.
Comply with all laws regulating storage and
handling of gasoline.
Never add fuel while unit is running.
Do not overfill the fuel tank. Always allow room for
fLiel expansion. If tank is overfilled, fuel can
overflow onto a hot engine and cause FIRE or an
EXPLOSION.
Never store generator with fuel in tank where
gasoline vapors might reach an open flame or
spark or pilot light (as on a furnace, water heater or
Clothes dryer). FIRE or an EXPLOSION might
result.
-Generator exhaust gases contain DEADLY carbon
monoxide gas. Operate this equipment only in the
open air where adequate ventilation is available.
° The engine-generator requires an adequate flow of
cooling air for its continued proper operation.
Never operate the unit inside any room or
enclosure where the free flow of cooling air into
and out of the unit might be obstructed. Allow at
least 2 feet of clearance on all sides of generator,
even while operating unit outdoors, or you could
damage the unit.
= Never start, or stop, the engine-generator with
electrical loads connected to receptacles with the
connected devices turned ON. Start the engine
and let it stabilize before connecting electrical
loads. Disconnect all electrical loads before
shutting down the generator.
°Do not insert any object through cooling slots of
the engine-generator.
=Never operate generator
(a) in rain;
(b) in any enclosed compartment;
(c) if connected electrical devices overheat;
(d) if electrica! output is lost;
(e) if engine or generator sparks;
(f) if flames or smoke are observed while unit is
running;
(g) if unit vibrates excessively.
Note; If you equip the engine with a spark arrestor
muffler, the spark arrestor must be maintained in
effective working order by the owner/operator.
In the State of California aspark arrestor is required by
law (Section 4442 of the California Public Resources
Code). Other states may have similar laws. Federal laws
apply on federal lands. The spark arrestor part number
for this unit is p/n 34479A.
iLOOK FOR THIS SYMBOL TO POINT OUT IMPORTANT SAFETY PRECAUTIONS. IT MEANS
"ATTENTION!!! BECOME ALERT!!! YOUR SAFETY IS INVOLVED." J

Your generator requires some assembly and is ready •
for use after it has been properly serviced with the ::
recommended oil and fuel. o
If you have any problems with the assembly of
your generator, please call the generator helpline
at 1-800-222-3136
important: Any attempt to run the engine before it has
been serviced with the recommended oil will result in
an engine failure.
REMOVE GENERATOR FROM CARTON
•Set the carton on a rigid flat surface with 'q-HIS
SIDE UP" arrows pointing upward.
• Carefully open the top flaps of the shipping carton.
•Cut down corners at one end of carton from top to
bottom and lay that side of carton down flat.
,Remove all packing material, carton fillers, etc.
oRemove the generator from the shipping carton.
CARTON CONTENTS
Check all contents, if any parts are missing or
damaged, call the Generator Helpline at
1-800-222-3136.
oThe main unit
° Electric start battery cables
" Owner's manual
•Engine oil
o Battery mounting brackets
INSTALLING BATTERY
You must purchase and instalfa !2 Volt DC battery,
Series U1 Lawn & Garden Tractor battery (Sears
p/n 96135). The battery should be properly serviced
with electrolyte fluid and fully charged pnor to
installation.
Install the battery as follows:
°Set the battery on the generator's battery tray.
Secure battery as shown with bracket, (2) bolts, (2)
flat washers, (2) lock washers and (2) hex nuts.
Connect the black battery cable from the engine
mount bolt to the negative (-) battery post. Tighten
securely.
Red ¢abte
connected to
engl
switch here
\
8lack cabie
connected to
engine mount here
_CAUTION: Be sure the black cable isconnected to the engine mount and not the
frame. You could damage the ground wire.
• Connect the red battery cable from the engine
starter switch to the positive (+) battery post.
4

KNOW YOUR GENERATOR
Read the owner's manual and safety rules before operating your generator.
Compare the illustration shown below with your generator to familiarize yourself with the locations of various
controls and adjustments. Save this owner's manual for future reference.
FuelTank
1201240 Volt AC, 20 Amp /
Locking Receptacle /
120 Volt AC, 20 Amp /
Duplex Receptacle Grounding Wing Nut
Muffler
Air Cleaner
Choke Lever
Oil Fill
Dipstick
Oil Drain Plug
Battery Tray
Circuit Breakers
120 Volt AC, 20 Amp, Duplex Receptacles -- May
be used to supply electrical power for the operation of
120 Volt AC, 20 Amp, single phase, 60 Hz electrical
lighting, appliance, tool and motor loads.
120/240 Volt AC, 20 Amp Locking Receptacle
May be used to supply electrical power for the
operation of 120 and/or 240 Volt AC, 20 Amp, single
phase, 60 Hz electrical lighting, appliance, tool and
motor loads.
Air Cleaner -- Filters intake air as it is drawn into the
engine.
Battery Tray -- Insta!l battery here.
Choke Lever- Used when starting a cold engine.
Circuit Breakers (AC) m Each receptacle is provided
with a circuit breaker to protect the generator against
electrical overload. Breakers are "push to reset" type.
Fuel Tank m Tank holds 5 U.S. gallons of unleaded
gasoline.
Grounding Wing Nut - Provides earth grounding point
for generator
Muffler -- Muffler lowers engine noise.
Oil Drain Plug -- Drain engine oil here.
Oil Fill Dipstick -- Fill engine with oil here.
5

CORD SETS AND CONNECTOR PLUGS ....
120 Volt Duplex Receptacle
Use only high quality, well-insulated, extension cords
with the generator's t20 Volt duplex electrical
receptacles.
Each receptacle is protected against overload by a
push-to-reset circuit breaker. Use each receptacle to
operate 120 Volt AC, single phase, 60 Hz electrical
loads requiring up to 2400 watts (2.4 kW) at 20 Amps
of current.
CAUTION! Although each receptacle is rated
for 120 Volts at 20 Amps (2400 watts or
2.4 kW), the generator is rated for a total of
5000 watts. Powering loads that exceed the
wattage capacity of the generator can damage
it or cause serious injuries. The total of loads
with 120 Volts powered through these
receptacles should not exceed 20 Amps.
Check the ratings of all extension cords before you use
them. Extension cord sets used should be rated for
t25 Volts AC at 20 Amps or greater for most electrical
devices. Some devices, however, may not require this
type of extension cord. Check the owner's manuals of
those devices for manufacturer's recommendations.
Keep extension cords as short as possible, preferably
tess than 15 feet long, to prevent voltage drop and
possible overheating of wires.
120t240 Volt, 20 Amp Receptacle
This receptacle is a NEMA L14-20R and is protected
by a push-to-reset circuit breaker. A NEMA L14-20P
mating connector plug is required to use this
receptacle. Connect a suitable 4-wire cord set to the
plug and to the desired load. The cord set should be
rated for 250 Volts at 30 Amps (or greater).
4-Wire Cord Set
i_ 240V
_--120V--> <-- 120V-->
i
W (Neutral)
X (Hot)
Y (Hot)
NEMA L14-20 Ground
(Green)
AAUTION! Although this receptacle is rated
for 240 Volts at 20 Amps (4800 watts or 4.8
kW), the generator is rated for a total of 5000
watts (5.0 kW). Powering loads that exceed
the wattage capacity of the generator can
damage it or cause serious injuries. Loads
with 240 Volts powered through this
receptacle should not exceed 20 Amps.
6

HOW TO USE YOUR GENERATOR
If you have any problems operating your Generator,
please call the Generator hetpline at 1-800-222-3136.
GROUNDING THE GENERATOR
The National Electrical Code requires that the frame
and external electrically conductive parts of this
generator be properly connected to an approved earth
ground. Local electrical codes may also require proper
grounding of the unit. For that purpose, a grounding
wing nut is provided on the base of the cradle.
Grounding Wing Nut
.Generally, connecting a No. 12 AWG (American Wire
Gauge) stranded copper wire to the grounding wing
nut and to an earth-driven copper or brass grounding
rod (electrode) provides adequate protection against
electrical shock. However, local codes may vary
widely. Consult with a local electrician for grounding
requirements in your area.
Proper grounding of generator wilt help prevent
electrical shock in the event of a ground fault condition
in the generator or in connected electrical devices.
Proper grounding also helps dissipate static electricity,
which often builds up in ungrounded devices.
BEFORE STARTING THE GENERATOR
To operate the engine you must do the following:
Add Engine Oil
NOTE: When adding oil to the engine crankcase in the
future, use onIy high quality detergent oil rated with
API service classification SF or SG or higher rated
SAE 30 weight. Use no special additives. Select the
oil's viscosity grade according to your expected
operating temperature.
colder _ 32°F,, _ warmer 1
5W30 • SAE 30 i
Although multi-viscosity oils (5W30, 10W30, etc.)
improve starting in cold weather, this type oil will result
in increased oil consumption when used above 32°F.
Check your engine oil level more frequently to avoid
possible damage from running low on oil
Place generator on a level surface.
=Clean area around oil fill and remove oil dipstick.
o Wipe dipstick clean.
°Pour oil into oil fill opening until oil reaches FULL
mark on the dipstick Do not overfil!!
Add Gasoline
WARNING NEVER fill fuel tank indoors.
NEVER fill fuel tank when engine is running or
hot. DO NOT light a cigarette or smoke when
filling the fuel tank.
CAUTION: Do not overfi!l the fuel tank.
Always leave room for expansion.
regular UNLEADED gasoline with the
Generator engine. Do not use premium gasoline.
Do not mix oil with gasoline.
=Clean area around fuel fill cap, remove cap.
•Add unleaded regular gasoline, slowly to fuel tank.
Be careful not to overfill. Allow about 1/2" of tank
space between bottom of fill opening and top of fuel
for fuel expansion.
- Install fuel cap and wipe up any spilled gasoline.
IMPORTANT: tt is important to prevent gum deposits
from forming in essential fuel system parts such as the
carburetor, fuel filter, fue! hose or tank during storage.
Also, experience indicates that alcohol-blended fuels
(called gasohol, ethanol or methanol) can attract
moisture which leads to separation and formation of
acids during storage. Acidic gas can damage the fuel
system of an engine while in storage. To avoid engine
problems, the fue! system should be emptied before
storage of 30 days or longer. See "Storage" on
page 12. Never use engine or carburetor cleaner
products in the fuel tank or permanent damage may
occur.
TO START THE ENGINE
A WARNING: Never start or stop engine withelectrical devices plugged into the panel
receptacles and turned on.
• Unplug all electrical loads from generator
receptacles before starting the engine.
° Make sure the unit is in a level position.
° Open the fuel shut-off valve.
......-._ Fuel Tank
FuelValve--.._ tTurn Clockwise to
"Open" PositionShown _/ "OFF" Position

•Move the choke lever to the "Full Choke
Position,"
FULLCHOKEPOSITION LEVER
CHOKEPOSITION
• Set the engine control switch to the On (-)
Position.
Engine
Control
Switch
•Manual Start: Grasp starter grip and pull s!owiy
until you feel some resistance. Then pull cord out
with rapid full arm stroke. Let rope return slowly. Do
not let rope "snap back" against starter.
•Electric Start: Hold the engine starter switch on
the cradle down until the engine starts.
NOTE: Use short starting cYCleS(15 seconds per
minute) to avoid overheating starter.
•When engine starts, move choke lever to "1/2
Choke Position" untilthe engine runs smoothly
and then to "No Choke Position." if engine falters,
move choke lever to "1/2 Choke Position" until the
engine runs smoothly and then to "No Choke
Position."
Note: If engine fails to start after 3 pulls, move the
choke lever to "No Choke Position" and pull starter
rope again.
Note: If the engine fails to start after three (3) pulls,
check for proper oil level in crankcase. Unit is
equipped with alow oil shutdown system.
Note: If engine fires, but does not continue to run,
move choke lever to "Full Choke" and repeat starting
instructions.
CAUTION! Never run engine indoors or in
enclosed poorly ventilated areas. Engine
exhaust contains carbon monoxide, an
odorless and deadly gas.
WARNING! temperature of muffler and nearby
areas may exceed 150°F (65°C). Avoid these
areas.
STOPPING THE ENGINE
• Unplug all electrical loads from generator panel
receptacles. Never start or stop engine with
electrical devices plugged in and turned on.
• Let engine run at no-load for several minutes to
stabilize the internal temperatures of engine and
generator.
• Move engine control switch to Off (o) Position.
• Close the fuel shut-off valve
CONNECTING ELECTRICAL LOADS
- Let engine stabilize and warm up for a few minutes
after starting.
,Plug in and turn on the desired 120 and/or 240 Volt
AC, single phase, 60 Hz electrical loads.
°Do not connect 240 Volt loads to the 120 Volt
duplex receptacles
•Do not connect 3-phase loads to the receptacles.
° Do not connect 50 Hz loads to the receptacles.
•DO NOT OVERLOAD THE GENERATOR. Add up
the rated watts (or Amps) of all loads to be
connected at one time. This total should not be
greater than the rated wattage/amperage capacity
of the generator. See "Don't Overload the
Generator" on Page 9.
LOW OIL LEVEL SHUTDOWN SYSTEM
Sensing Low Oil Level
tf the system senses a low oil level during operation,
the engine shuts down. If the engine shuts down by
itself and it has enough gasoline in the fuel tank, check
oil level.
Restarting
If you attempt to restart the engine after such a
shutdown and have not corrected the engine oil level,
the engine will not start. Check the oil and refill
according to the instructions on page 7.
8

DON'T OVERLOAD THE GENERATOR
Overloading a generator in excess of its rated wattage
capacity can result in damage to the generator and to
connected electrical devices. Observe the following, to
prevent overloading the unit:
*Add up the total wattage of ali electrical devices to
be connected at one time. This total should NOT be
greater than the generator's wattage capacity.
°The rated wattage of lights can be taken from light
bulbs. The rated wattage of tools, appliances and
motors can usually be found on a data plate or
decal affixed to the device.
*If the appliance, tool or motor does not give
wattage, multiply volts times ampere rating to
determine watts (volts x amps = watts).
-Some electric motors, such as induction types,
require about two and a half times more watts of
power for starting than for running. This surge of
power lasts only a few seconds when starting such
motors. Make sure you allow for this high starting
wattage when selecting electrical devices to
connect to your generator. First, figure the watts
needed to star_ the largest motor. Add to that figure
the running watts of all other connected loads.
The Wattage Reference Guide below is provided to
assist you in determining how many items your
generator can operate at one time.
WATTAGE REFERENCE GUIDE
Electrical Device .......... Running Watts
*Air Conditioner (t2,000 Btu) 1700
Battery Charger (20 Amp) 500
Belt Sander (3") ~1000
Chain Saw ~1200
Circular Saw (6-1/2") ~800 to 1000
Coffee Maker ~1000
*Compressor (t HP) 2000
*Compressor (3/4 HP) ~1800
*Compressor (1/2 HP) -1400
Curling Iron 700
*Freezer 500
Disc Sander (9") ~1200
Edge Trimmer 500
Electric Nail Gun -t200
Electric Range (one element) -1500
Electric Skillet -1250
*Furnace Fan (1/3 HP) -1200
Hair Dryer -t 200
Hand Drill (1") -1100
Hand Drill (1/2") 750 to 1000
Hand Drill (3/8") 500
Hand Drill (t/4") 250
Hedge Trimmer ~450
Impact Wrench 500
Electrical Device
*Jet Pump
Lawn Mower
Light Bulb
Microwave Oven
*Milk Cooler
Oil Burner on Furnace
Oil Fired Space Heater (140,000 Btu)
Oit Fired Space Heater (85,000 Btu)
Oil Fired Space Heater (30,000 Btu)
*Paint Sprayer, Airless (1/3 HP)
Paint Sprayer, Airless (handheld)
Radio
*Refrigerator
Slow Cooker
*Submersible Pump (1-1/2 HP)
*Submersible Pump (1 HP)
*Submersible Pump (1/2 HP)
Sump Pump
*Table Saw (10")
Television
Weed Trimmer
Running Wa_s
-800
~1200
-100
700
-1100
300
~400
225
-150
600
~150
50to 200
-600
200
2800
2000,
-1500
600
~1750to 2000
200to 500
5OO
* Allow 3timesthelisted wattsforstadingthese
devices.
9

Maintenance Schedule
Follow the hourly or calendar intervals, whichever occurs first.
More frequent service is required when operating in adverse conditions noted below.
Maintenance Operation
Check oil level
Change oil and oil filter_
Service air cleaner
Replace spark plug
Prepare Unit for storage
Every 5 Hours
or uaily 25 Hours or 50 Hours or 100 Hours or
Every Season Every Season Every Season
WNNN x* '
Prepare unit for storage if it is to remain idle for more
than 30 days
_: Change oil after first 5 hours of operation then after every 25 hours or every season.
* Change oit and oil filter sooner when operating under heavy load or in high temperatures.
** Clean more often under dirty or dusty conditions.
PRODUCT SPECIFICATIONS
Generator Specifications
Rated Maximum Power ........ 5000 Watts (5.0 kW)
Surge Power ................ 6250 Watts (6.25 kW)
Rated Voltage ............... 120/240 Volts AC
Rated Maximum Current
at 240 Volts ................ 20.8 AC Amperes
Rated Maximum Current
at 120 Volts ................ 41.7 AC Amperes
Rated Frequency ............ 60 Hz at 3600 rpm
Phase ..................... Single Phase
Engine Specifications
Rated Horsepower ........... 10 at 3600 rpm
Spark Plug
Type: ................ Champion RJ17LM or
Equivalent
Set Gap To: ........... 0.030inch (0.76mm)
Gasoline Capacity ............ 5 U.S. gallons
Oil
Summer SAE 30 (t0W-30)
Winter .............. SAE 5W-20 or 5W-30
GENERAL RECOMMENDATIONS
The Generator warranty does not cover items that
have been subjected to operator abuse or negligence.
To receive full value from the warranty, operator must
maintain unit as instructed in this manual.
Some adjustments will need to be made periodically to
properly maintain your Generator.
All adjustments in the Service and Adjustments section
of this manual should be made at least once each
season. Follow the requirements in the "Maintenance
Schedule" chart above.
Note: Once a year you should clean or replace the
spark plug and replace the air filter. A new spark plug
and clean air filter assure proper fueFair mixture and
help your engine run better and last longer.
GENERATOR MAINTENANCE
Generator maintenance consists of keeping the unit
clean and dry. Operate and store the unit in a clean
dry environment where it will not be exposed to
excessive dust, dirt, moisture or any corrosive vapors.
Cooling air slots in the generator must not become
clogged with snow, leaves, or any other foreign
material.
Check the cleanliness of the generator frequently and
clean when dust, dirt, oil, moisture or other foreign
substances are visible on its exterior surface.
Note: We DO NOT recommend using a garden hose
to clean generator. Water can enter the engine fuel
system and cause problems, tn addition, if water
enters the generator through cooling air slots, some of
the water will be retained in voids and cracks of the
rotor and stator winding insulation. Water and dirt
buildup on the generator internal windings will
eventually decrease the insulation resistance of these
windings.
CLEAN THE GENERATOR
_AUTION: Never Insert any object or tool
through the air cooling slots, even if the
engine is not running.
-Use a damp cloth to wipe exterior surfaces clean.
,, A soft, bristle brush may be used to loosen caked
on dirt, oil, etc.
o A vacuum cleaner may be used to pick up Ioose dirt
and debris.
10

Low pressure air (not to exceed 25 psi) may be
used to blow away dirt. Inspect cooling air slots and
openings on the generator. These openings must
be kept clean and unobstructed.
ENGINE MAINTENANCE
_ANGER: When working on the generator
always disconnect spark plug wire from spark
plug and keep it away from spark plug.
Checking Oil Level
Oil level should be checked prior to each use or at
least every 5 hours of operation. Keep oil level
maintained.
Changing Engine Oil
Change oil after first 5 hours of operation. Change oil &
oil filter every 25 hours thereafter, tf you are using your
generator under extremely dirty or dusty conditions, or
in extremely hot weather, change oil more often.
Change oil while engine is still warm from running, as
follows:
• Clean area around oi! drain plug.
•Remove oil drain plug and oil fill plug and drain oil
completely into a suitable container.
o When oil has completely drained, Install oil drain
plug and tighten securely.
• Fill oil sump with recommended oil. (See "Before
Starting the Engine" on page 7 for oil
recommendations)
° Install the oil fill plug and tighten securely.
• Wipe up any spilled oil.
Clean/Replace Spark Plug
Change the spark plug every 100 hours of operation or
once each year, whichever comes first. This will help
your engine to start easier and run better. See
"Specifications" for proper spark plug.
oClean area around spark plug.
° Remove and inspect spark plug.
,Check electrode gap with wire feeler gauge and set
spark plug gap to 0.030 inch (0.76mm) if
necessary.
oReplace spark plug if electrodes are pitted, burned
or porcelain is cracked.
Service Air Cleaner
Your engine will not run properly and may be damaged
if you run it using a dirty air cleaner.
Clean or replace the air cleaner every 100 hours of
operation or once a year, whichever comes first. Clean
or replace more often if operating under dusty or dirty
conditions. Replacements are available at your local
Sears Authorized Service Center
To clean or replace air cleaner follow these steps:
°Remove wing nut.
• Remove air cleaner cover carefully.
BASE_NUT
PAPER
* Remove the air filter and examine it for damage.
o Clean air filter by gently tapping it on asolid
surface. If the filter is too dirty, replace the filter with
a new one. Dispose of the old filter properly.
o Reassemble all parts and fasten securely to the
engine with the wing nut.
Note: Do not use pressurized air or petroleum solvents
such as kerosene to clean cartridge.
11

GENERAL
The generator should be started at least once every
seven days and allowed to run at least 30 minutes, if
this cannot be done and you must store the unit for
more than 30 days, use the following information as a
guide to prepare it for storage.
LONG TERM STORAGE INSTRUCTIONS
_ARNING: NEVER store engine with fuel in
tank indoors or in enclosed, poorly ventilated
areas where fumes may reach an open flame,
spark or pilot light as on a furnace, water
heater, clothes dryer or other gas appliance.
It is important to prevent gum deposits from forming in
essential fuel system parts such as the carburetor, fuel
filter, fuel hose or tank during storage. Also,
experience indicates that alcohol-blended fuels (called
gasohol, ethanol or methanol) can attract moisture
which leads to separation and formation of acids
during storage. Acidic gas can damage the fuel system
of an engine while in storage.
To avoid engine problems, the fuel system should be
emptied before storage of 30 days or longer. Follow
these instructions:
Protect Fuel System
WARNING: Drain fuel into approved
container outdoors, away from open flame. Be
sure engine is cool. Do not smoke.
•Remove all gasoline from the fuel tank to prevent
gum deposits from forming on these parts and
causing possible malfunction of engine.
oRun engine until engine stops from lack of fuel.
Change Oil
While engine is still warm, drain oil from crankcase.
Refill with recommended grade.
Oil Cylinder Bore
• Remove spark plug and pour about 1/2 ounce
(15ml) of engine oil into the cylinder. Cover spark
plug hole with rag, Crank slowly to distribute oil.
,_ CAUTION! Avoid spray from spark plug hole
when cranking engine slowly.
-Install spark plug. Do not connect spark plug wire.
GENERATOR:
•Clean the generator as outlined on page 10 ("Clean
the Generator").
° Check that cooling air slots and openings on
generator are open and unobstructed.
OTHER STORAGE TIPS:
° Do not store gasoline from one season to another.
° Replace your gasoline can if your can starts to rust.
Rust and/or di_ in your gasoline will cause
problems.
- If possible, store your unit indoors and cover it to
give protection from dust and dirt. BE SURE TO
EMPTY THE FUEL TANK.
Cover your unit with a suitable protective cover that
does not retain moisture.
Store generator in clean, dry area,
,_ DANGER: NEVER cover your Generator
while engine and exhaust area are warm.
12

PROBLEM
Engineis running,but no
AC outputis available,
Enginerunsgoodat no-toadbut "bogs
down"when loadsareconnected
CAUSE
t, Oneof the circuitbreakersisopen.
2, Faultingenerator.
3, Poorconnectionor defective
cordset.
4, Connecteddeviceis bad.
1, Shortcircuitin aconnectedload.
2, Enginespeedis tooslow,
3. Generatoris overloaded.
4, Shortedgeneratorcircuit.
Enginewill not start;or starts 1,
andruns rough. 2.
3,
4.
5.
Engineshutsdownduringoperation
Enginelackspower,
Engine"hunts"or falters.
Run/StopSwitchsetto STOP,
Dirtyair cleaner
Out of gaso!ine.
Stalegasoline,
Sparkplugwirenot connected
to sparkplug.
6, Badsparkplug.
7. Waterin gasoline,
8. Overchoking,
9. Lowoit level
10,Excessivelyrichfuel mixture,
11.Intakevalvestuckopenor closed.
t 2,Enginehas lostcompression,
1,Out of gasoline,
2. Lowoit level.
1. Loadis toohigh,
2. Dirtyairfilter.
1, Chokeis openedtoo soon,
2, Carburetoris runningtoo rich
ortoo lean.
CORRECTION
1. Resetcircuitbreaker.
2.ContactSearsServiceFacility,
3.Checkandrepair.
4.Connectanotherdevicethat
is in goodcondition.
I. Disconnectshortedelectrical
load.
2.ContactSearsServiceFacility,
3.See "Don'tOverloadthe
Generator'>, page9.
4.ContactSearsServiceFacility.
1.Set switchto RUN.
2.Clean orreplaceair cleaner.
3.Fill fuel tank.
4.Drain gastank; fill withfreshfuel.
5.Connectwire to sparkplug.
6.Replacesparkplug.
7. Draingas tank;fill withfreshfuel.
8. Openchokefullyandcrankengine.
9. Fillcrankcaseto properlevel.
!0. ContactSears ServiceFacility.
11. ContactSears ServiceFacility.
12. ContactSearsServiceFacility,
1.Fill fuel tank,
2. Fill crankcaseto properlevel.
1.See"Don'tOverloadthe Generator"
2. Replaceairfilter.
1.Movechoketo halfwaypositionuntil
enginerunssmoothly.
2.ContactSearsServiceFacility.
13

14

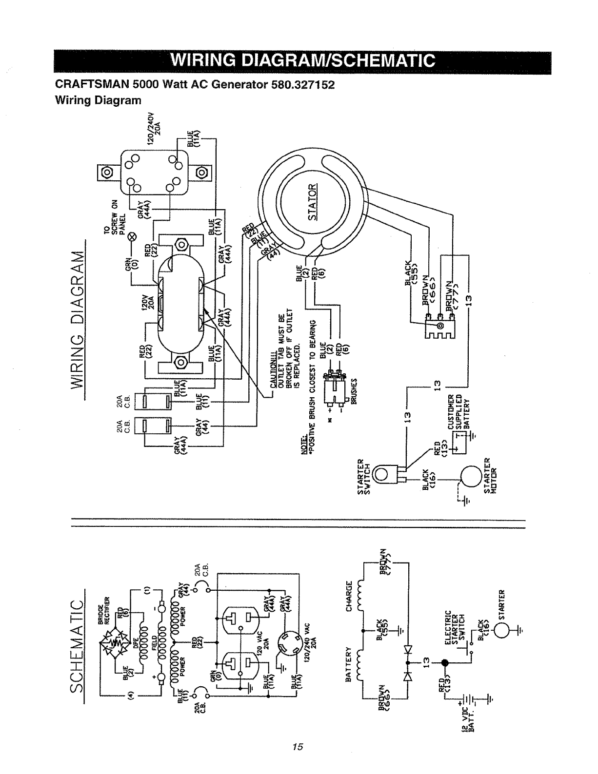
CRAFTSMAN 5000 Watt AC Generator 580.327152
Wiring Diagram
_o
©
<_
O
L_
F-
W
I
GD
CO
(F. rw_
i== ='-"
C
15
w
.or.
W
U
_x" _J -'t...l*
w,_= l_v-_. ..,F-_I_

CRAFTSMAN 5000 Watt AC Generator 580.327152
Main Unit- Exploded View
72
3O
48 \
32
54
t
84
48 23
24
43
57
73
10
\. 12
,79 76 80
78 STARTER DETAIL
'4
t
7
8
900
54
47 47
'A'
!2
/
4
16

CRAFTSMAN 5000 Watt AC Generator 580.327152
Main Unit- Parts List
item Part #Qty.
2 66825B t
3 91825 1
4 66365D
5 22129
6 86307
7 74716J
8 65791
9 67451
10 75431
tl B2762J
12 81917
t3 86308C
14 27482
15 39414
16 70642
17 B3104
18 52858
19 76222
20 143-53621
23 38150
24 23365
26 78951B
27 56892
28 77374
30 78831B
31 90878
32 77395
33 78299
34 80270
38 68867
39 68759
40
41
42
43
44
45
46
47
48
84242
45771
74908
22264
51715
94396B
94396B
26850
75475
Description Item Part #
CARRIER, Rear Bearing 49 85652
ASSEMBLY, Brush & Bridge 50 82308
Rectifier 51 86494
1 ADAPTER, Housing 53 B1635B
2 LOCK WASHER, M8 54 67022
4 SCREW, Hex Hd 5/16-24 x 57 66849
3/4 Seres 63 83465
1 ASSEMBLY, Rotor 65 48031C
1 BEARING 72 92982
1 WASHER, Special 73 93826
1 BOLT, Rotor
1 ASSEMBLY, Stator 74 68740
1 PIN, Roll M4 x 10 Lg. 76 22097
4 BOLT, Stator 77 75494
1 LOCK WASHER, Shakeproof 78 77282
1 BOLT, M8 - 1.25 x 35 79 22287
2 MOUNT, Vibration - 45 ° 80 22127
1 COVER, Control Panel 81 78289
7 LOCK NUT, M8-1.25 Flange 82 B3049
2 PPHMS, M8-1.25 x 40 mm 83 98247
1 WIRE, Ground 84 75477
6 WASHER, #8 Flat 85 23762
4 WASHER, Lock Serrated 86 65795
No. 8 87 23897
1 SHIELD, Heat 88 49226
2 10-24 x 3/8 Lg. Cfimptite 89 51716
1 TANK, Gas Plastic 5 Gal. 900 NSP
4 CAPSCREW, Hex Hd. M6 x
60 mm BIk
1 CAP, Fuel Tank
4 NUT, Hex Lock _ M6
1 BUSHING, Plastic Tank
! VALVE, Plastic Tank Battery Tray Parts -
1 OUTLET, 120/240 Twist Lock 44951 1
1 OUTLET, 120 Volt 20amp. 45000 2
Duplex 22097 2
2 GROMMET, Rubber 22127 2
2 NUT, Hex 5/16 - 18 113-53621 1
4 SCREW, Hex M5 - 0.80 x 10 ! 13-53621 1
4 WASHER, #8 Lock
4 NUT, Hex - M4 -0.7
1 CIRCUIT BREAKER - 20Amp
1 CIRCUIT BREAKER - 20Amp
2 WASHER, Shakeproof 1/4"
4 SCREW, M4 - 0.7 x 10 Pan
Head
Qty.
2
6
1
1
1
2
4
3
1
1
Description
MOUNT, Rubber
SCREW, Self Tapping
SCREW, M6 x 16 Lg. Wing
CRADLE
GROMMET, Rubber
SCREW, M5 - 0.8 x 15
GROMMET, Mounting Tank
CLAMP, Hose - 1/4"
DECAL, Danger
DECAL, Operating
Instructions
1 FILTER, Fue!
2 WASHER, M6 Lock
2 SCREW, Self Drilling
1 SWITCH, Starter
2 SCREW, 1/4" - 20 x 3/4"
2 NUT, 1/4" - 20 Hex
t BRACKET, Starter Switch
1 DECAL, Panel Control
1 DECAL, Control Panel
1 PPHMS, M5 - 0.8 x 20
1 SHAKEPROOF, Ext. #10
1 RECTIFIER, Battery Charge
1 FLAT WASHER, #10 - M5
1 LOCKWASHER, M5
1 NUT, Hex M5 _0.8
1 ENGINE, 143.981007
Parts Not Illustrated
B2473 t Owner's Manual
NSP 1 28oz. SAE30 Engine Oil
Not Illustrated
Battery Hold Down Bar
Hex Head Cap Screw
Lock Washer
Hex Nut
Negative Battery Cable
Positive Battery Cables
Optional Accessories Not lllustrated
09-32684 WheeIKit
09-32688 Co_W_p Kit
09-32686 120/240V 20A Plug
17

Tecumseh Engine - 143.981007 +
Item
1
2
t5
15A
15B
16
17
36t
\
_€_ ,, 36t
40O
75 7'
/
87
70 69
65
182
184 <_
380
178
/
23g
240
I
!_.__,_ _ I
• 9001
277
238
276
251
Part #
35968A
27652
30699C
30700
650494
33454A
29916
Qty Description
t Cylinder (incl. 2, 20 & 72)
2Dowel Pin
1Governor Rod (incL 15A &lSB)
1Governor Yoke
1Screw, 6-40 x5/16"
1Governor Lever Ass'y.
1Governor Lever Clamp
/
25
1t
26
285
Item Part #
18 651028
20 35319
25 35460
25A 36244
26 650561
28 30322
30 35441A
!
416 I
1
[
101
/
110A
3gO
I
327
J
287
Qty Description
1 Screw, Torx T-15, 8+32 x3.8"
1 Oil Seal
1 Blower Housing Baffle
1 Air Baffle
2-Screw, 1/4-20 x 5/8"
1 Lock Nut, 8-32
1 Camshaft
18

Tecumseh Engine - 143.981007
Item Part #Qty Description Item Part #
35 29826 1 Screw, 10-32 x 3/4" 130 650694A
36 29918 t Lock Washer 130B 65103t
37 29216 1 Lock Nut, 10-32 135 33636
38 29642 I Retaining Pin 139 33369
40 35776A 1 Piston, Pin & Ring Set (Std.!, 140 650836
40 35777A t Piston, Pin & Ring Set (.010 OS) 149 27882
40 35778A 1 Piston, Pin & Ring Set (.020 OS) 149A 35862
41 35773A t Piston & Pin Ass'y (Std.) (Incl. 43) 150 27881
41 35774A 1 Piston & Pin Ass'y (.010" OS) 151 32581
(incl. 43) 169 27896A
4I 35775A t Piston & Pin Ass'y (.020") (Incl. 170 28423
43) 171 28424
42 35779 1 Ring Set (Std.) 172 28425
42 35780 1 Ring Set (.010" OS) 173 36675A
42 35781 1 Ring Set (.020" OS) 173A 32446
43 35772 2 Piston Pin Retaining Ring 174 650128
45 36898 1 Connecting Rod Ass'y. (Incl. 47 & 178 29752
49) 182 30088A
47 65!033 2 Connecting Rod Bolt 184 33263
48 34034 2 Valve Lifter 185 33877
49 36896 1 Oil Dipper 207 33878
50 35375 1 Camshaft (MCR) 223 650378
60 33273A 1 Blower Housing Extension
65 650128 1 Screw, 10-24 x 1/2" 224 27915A
69 35262A 1 Cylinder Cover Gasket 238 28820
70 35376 1 Cylinder Cover (incl. 71, 75 & 80) 239 27272A
71 35377 1 Crankshaft Bushing 240 37104
72 27642 2 Oil Pipe Plug 242 33267
75 35319 1 Oil Seal 245 33268
80 31845 1 Governor Shaft 250 33269A
81 30590A 1 Washer 251 650513
82 35378 1 Governor Gear Ass'y. (Incl. 81) 260 36243A
83 30588A 1 Governor Spool 261 650788
84 29193 1 Retaining Ring 262 29747B
86 650833 7 Screw, 1/4-20 x 1-3/16"
87 650832 1 Screw, 1/4-20 x 1-11/16" 264A 650802
89 32589 1 Flywheel Key 265 33272B
90 611091 1 Flywheel 275 34t85B
92 650880 1 Lock Washer 276 31588
93 650881 1 Flywheel Nut 277 650729
94 651016 1Lock Nut, 10-32 285 35985B
95 30886A 1 Extension Spring 287 29752
96 30845A 1 R.P.M. Adjusting Bolt 290 30705
100 35135 1 Solid State Ignition 292 26460
101 610118 1 Spark Plug Cover 311 35941
102 65t024 2 Solid State Mounting Stud 312 29673
103 651007 2 Screw, Torx T-15, 10-24 x 15/16" 324 33177
t 10 65589 1 Ground Wire 325 29443
110A 36993 1 Ground Wire 327 35392
111 61 t206 1 Low Oil Shut-Down Switch 342 30063
(incl. 112) 361 650990
111B 611224 1 Rocker On/Off Switch 370G 35274
112 35967 1 Low Oil Shutdown Gasket 380 640129
113 650950 4 Screw, Torx T-25, 10-24 x 5/8" 390 590746
1t9 36451 1 Cylinder Head Gasket 395 36680
120 36449 1 Cylinder Head 400 36454
125 27878A 1 Exhaust Valve (Std.!, (Incl. 151)
t25 27880A t Exhaust Valve (t/32 OS)
(Incl. t51)
I26 34035 1 lntake Valve (Std,) (fncL 151)
126 34036 1 intake Valve (1/32" OS) (IncL 151) 416 34479A
t27 650691 9 Washer 900 NSP
128 650690 9 Belleviile Washer
Oty Description
9 Screw, 5/16-18 x 2"
1 Screw, 1/4-20 x 9/16"
1 Resistor Spark Plug (RJ17LM)
1 Governor Gear Bracket
2 Screw, 10-24 x 1/2"
1 Valve Spring Cap
1 Valve Spring Cap
2 Valve Spring
2 Valve Spring Keeper
2 Valve Cover Gasket
1 Breather Body
1 Breather Element
1 Valve Cover
1 Breather Tube
2 Breather Tube Grommet
2 Screw, 10-24 x 1/2"
2 Nut &:' Lock Washer, 1/4-28
2 Screw, 1/4-28 x 1"
1 Carburetor to Intake Pipe Gasket
1 Intake Pipe
1 Throttle Link
2 Screw, Torx T-30, 5/16-18 x
t-t/8"
1 Intake Pipe Gasket
2 Screw, 10-32 x 1/2"
1 Air Cleaner Gasket
1 Air Cleaner Bracket
1 Air Cleaner Bracket
1 Air Cleaner Filter
t Air Cleaner Cover
t Wing Nut, 1/4-20
1 Blower Housing
2 Screw, 5/16-18 x 3/4"
2 Screw, Torx "1"-40,5/16-24 x
21/32"
1 Screw, 1/4-20 x 518"
1 Cylinder Head Cover
1 Muffler
1 Locking Plate
2 Screw, 5.16-18 x 3-3/16
1 Starter Cup
4 Nut & Lock Washer, 1/4-28
1 Fuel Line
2 Fuel Line Clamp
1 Dipstick (incl. 312)
1 "O" Ring
I Terminal
1 Wire Clip
1 Starter Plug
1 Screw, Torx T-30, I/4-20 x 1/2"
4 Screw, Torx T-30, 1/4-20 x 15/32"
1 Oil Instruction Decal
1 Carburetor (incl. 184)
1 Rewind Starter
1 Electric Starter Motor (12 Volt)
1 Gasket Set (Inc!. part #'s 27272A
(1), 27896A (2), 27915A (I),
29673 (1), 33263 (1), 33629 (1),
34698A (1), 35262 (1), 35317 (1),
36451 (t)
I Spark Arrestor Kit (Optional)
1 Rep. Short Block 756282B, Order
from 71-999
19

Tecumseh Engine - 143.981007
1
Item
0
1
2
4
5
6
7
t0
ti
12
13
14
15
16
17
18
20
20A
25
27
28
29
30
31
36
37
40
44
47
48
Part #
640129
631776A
631970
631184
631183
64O109
650506
632597
632043
631184
631183
631753
630735
632164
651025
630766
640027
640053
631867
631024
632019
631028
63t 021
631022
640113
632547
640114
27110
630748
631027
Qty Description
1 Carburetor (incl. 184 of
Engine Parts List)
1 Throttle Shaft & Lever
Assembly
1 Throttle Return Spring
1 Dust Seal Washer
1 Dust Seal (Throttle)
1 Throttle Shutter
2 Shutter Screw
1 Choke Shaft and Lever
Assembly
1 Choke Return Spring
1 Dust Seal Washer
1 Dust Seal (Choke)
1 Choke Shutter
1 Choke Positioning Spring
1 Fuel Fitting
1 Throttle Crack Screw/Idle
Speed Screw
1 Tension Spring
1 idle Restrictor Screw
1 Idle Restrictor Screw Cap
1 Float Bowl
1 Float Shaft
1 Float
1 Float Bowl "0" Ring
1 Inlet Needle, Seat & Clip
(Incl. 3t)
1 Spring Clip
1 Main Nozzle Tube
2 "O" Ring, Main Nozzle Tube
1 High Speed Bowl Nut
1 Bowl Nut Washer
1 Welch Plug, Idle Mixture Well
1 Welch Plug, Atmospheric
Vent
20

Tecumseh Engine - 143.981007
Item
0
1
2
3
4
5
6
7
8
9
!0
t2
14
15
16
17
18
20
Pad #
36680
33451
33842
33430
33854
33432
35893
33450
35894
35895
36699
35896
35897
35898
35899
650168
65O864
650990
Qty Description
1 Electric Starter
1 Dust Cover
1 Retainer Ring
1 Spring Retainer
1 Anti-Drift Spring
t Gear
1 Nut and Retainer Ring (incl. 2)
2 Lock Nut
I Drive End Cap Ass'y
t Armature
t Housing Ass'y
1 Brush and Spring Kit
1 Thrust Washer
2 Bolt, 10-32 x 4-11/64"
1 End Cap & Brush Card Ass'y. (incl. 12, 14, t7, 18)
1 Washer
2 Nut
4 Screw, Torx T-30, 1/4-20 x 15/32"
21

Tecumseh Engine - 143.981007
13
_8
F
Item
0
1
2
3
4
5
6
7
8
11
12
13
PaN #
590746
590599A
590600
590679
590601
590678
590680
590412
590681
590747
590535
590701
Qty
1
1
1
1
1
1
2
2
1
1
1
1
Description
Recoil Starter
Spring Pin (incf, 4)
Washer
Retainer
Washer
Brake Spring
Starter Dog
Dog Spring
Pulley & Rewind Spring
Assembly
Starter Housing Assembly
Starter Rope
Starter Handle
22

23

For California residents only when seeking service in California.
CALIFORNIA EMISSION CONTROL WARRANTY STATEMENT
YOUR WARRANTY RIGHTS AND OBLIGATIONS
The California Air Resources Board ("CARB") and Sears Roebuck and Co., USA, are pleased to explain the
Emission Control System Warranty on your 1995 and later lawn and garden equipment engine. In California new
utility and lawn and garden equipment engines must be designed, built and equipped to meet the State's
stringent anti-smog standards. Sears must warrant the emission control system on your lawn and garden
equipment engine for the periods of time listed below provided there has been no abuse, neglect, or improper
maintenance of your lawn and garden equipment engine.
Your emission control system includes parts such as the carburetor and the ignition system.
Where a warrantable condition exists, Sears will repair your lawn and garden equipment engine at no cost to
you. Expenses covered under under warranty include diagnosis, parts, and labor.
MANUFACTURER'S WARRANTY COVERAGE
The 1995 and later utility and lawn and garden equipment engines are warranted for two years. If any emission
related part on your engine (as listed below) is defective, the part wilt be repaired or replaced by Sears.
OWNER'S WARRANTY RESPONSIBILITIES
As the lawn and garden equipment engine owner, you are responsible for the performance of the required
maintenance listed in your owners manual. Sears recommends that you retain all receipts covering maintenance
on your lawn and garden equipment engine, but Sears cannot deny warranty solely due for the lack of receipts or
for your failure to ensure the performance of all scheduled maintenance.
As the lawn and garden equipment engine owner, you should be aware that Sears may deny you warranty
coverage if your lawn and garden equipment engine or a part of it has failed due to abuse, neglect, improper
maintenance, unapproved modifications, or the use of parts not made or approved by the original equipment
manufacturer.
You are responsible for presenting your lawn and garden equipment engine to a Sears authorized repair center
as soon as a problem exists. Warranty repairs should be completed in a reasonable amount of time, not to
exceed 30 days.
If you have any questions regarding your warranty rights and responsibilities, you should contact your nearest
authorized service center or call Sears at 1-800-473-7247.
WARRANTY COMMENCEMENT DATE
The warranty period begins on the date the lawn and garden equipment engine is delivered.
LENGTH OF COVERAGE
Sears warrants to the initial owner and each subsequent purchaser that the engine is free from defects in
materials and workmanship which cause the failure of a warranted part for a period of two years.
24

WHAT IS COVERED
REPAIR OR REPLACEMENT OF PARTS
Repair or replacement of any warranted part will be performed at no charge to the owner at an approved
Sears servicing center.
tf you have any questions regarding your warranty rights and responsibilities, your shoutd contact your
nearest authorized service center or call Sears at 1-800-473-7247.
WARRANTY PERIOD
Any warranted part which is not scheduled for replacement as required maintenance, or which is scheduled only
for regular inspection to the effect of "repair or replace as necessary" shall be warranted for 2 years. Any
warranted part which is scheduled for replacement as required maintenance shall be warranted for the period of
time up to the first scheduled replacement point for that part.
DIAGNOSIS
The owner shall not be charged for diagnostic labor which leads to the determination that t warranted part is
defective if the diagnostic work is performed at an approved Sears servicing center.
CONSEQUENTIAL DAMAGES
Sears may be liable for damages to other engine components caused by the failure of a warranted part still under
warranty.
WHAT IS NOT COVERED
All failures causedby abuse,neglect, or impropermaintenanceare notcovered.
ADD-ON OR MODIFIED PARTS
The use of add-on or modified parts can be grounds for disallowlng a warranty claim. Sears is not liable to cover
failures of warranted parts caused by the use of add*on or modified parts.
HOW TO FILE A CLAIM
If you have any questions regarding your warranty rights and responsibilities, you should contact your nearest
authorized service center or call Sears at 1-800-473-7247.
WHERE TO GET WARRANT'{ SERVICE
Warranty services or repairs shall be provided at at! Sears authorized service centers.
MAINTENANCE, REPLACEMENT AND REPAIR OF EMISSION RELATED PARTS
Any Sears approved replacement part used in the performance of any warranty maintenance or repair on
emission related parts will be provided without charge to the owner if the part it under warranty.
EMISSION CONTROL WARRANTY PARTS LIST
1. Carburetor Assembly
2, Ignition System
a. Spark Plug, covered up to maintenance schedule.
b. ignition Module
3. Crankcase Breather Tube
4. Exhaust Manifold
25

For in-home major brand repair service:
Call 24 hours a day, 7 days a week
1-800-4-MY-HOME (1-800-469-4663)
Para pedir servicio de reparacibn a domicilio - t-800-676-5811
in Canada for all your service and parts needs call - 1-800-665-4455
Au Canada pour tout le service ou les pi_ces
For the repair or replacement parts you need:
Call 7 am - 7 pro, 7 days a week
1-800-366-PART (1-800-366-7278)
Para ordenar piezas con entrega adomicilio - 1-800-659.7084
For the location of a Sears Parts and Repair Center in your area:
Call 24 hours a day, 7 clays a week
1-800-488-1222
For information on purchasinga Sears Maintenance Agreement
or to inquire about an existing Agreement:
Call 9 am - 5 pm, Monday- Saturday
1-800-827-6655
1/11 l[ IHIHIU ...... ......
TheServiceSideof Sears_