Craftsman 580329130 User Manual GENERATOR Manuals And Guides L0209038
CRAFTSMAN Generator Manual L0209038 CRAFTSMAN Generator Owner's Manual, CRAFTSMAN Generator installation guides
User Manual: Craftsman 580329130 580329130 CRAFTSMAN GENERATOR - Manuals and Guides View the owners manual for your CRAFTSMAN GENERATOR #580329130. Home:Tool Parts:Craftsman Parts:Craftsman GENERATOR Manual
Open the PDF directly: View PDF
.
Page Count: 40

Owner's Manual
CRRFTSMRN°
3800 Watt
AC Generator
Model No.
580.329130
CusGemn:/at°lpl ine_ "
HOURS: Mon.- Fri. 8 a.m. to 5 p.m. (CT)
CAUTION:
Before using this product, read this
manual and follow all its Safety Rules
and Operating Instructions.
Sears, Roebuck and Co., Hoffman Estates, IL 60179
Visit our Craftsman website: www.sears.com/craftsman
Part No. 187144 Draft 0 (9/6/2000)
• Safety
•Assembly
•Operation
•Maintenance
•Parts
•Espahol

WARRANTY ................................... 2
SAFETY RULES ............................... 3
ASSEMBLY ................................... 4
OPERATION ................................ 4-8
MAINTENANCE ............................. 9-11
SPECIFICATIONS .............................. 9
STORAGE ................................... 12
TROUBLESHOOTING .......................... 13
SCHEMATIC DIAGRAM ......................... 14
WIRING DIAGRAM ............................. 15
REPLACEMENT PARTS ..................... 16-22
EMISSION CONTROL WARRANTY ................ 23
ESPANOL ................................. 24-39
HOW TO ORDER PARTS ............... BACK PAGE
LIMITED WARRANTY FOR DELUXE PORTABLE GENERATORS
SEARS warrants to the original purchaser that the alternator and engine for its portable generator will be free
from defects in materials or workmanship for the items and period set forth below from the date of original
purchase. This warranty is not transferable and applies only to portable generators driven by the Sears
warranted engine.
CONSUMER* COMMERCIAL*
Alternator 2 years (2nd year parts only) 1 year
Engine 2 years (2nd year parts only) 1 year
* NOTE: For the purpose of this warranty "Consumer Use" means personal residential household and
emergency use by original purchaser, not to be used as a primary source of power. "Commercial Use" means all
other uses, including rental, construction, commercial, and income producing purposes. Once a generator has
experienced commercial use, it shall thereafter be considered a commercial use generator for the purpose of
this warranty.
During said warranty period, SEARS will, at its option, repair or replace any part which, upon examination by
SEARS, is found to be defective under normal use and service**. Starting batteries are not warranted by
SEARS. All transportation costs under warranty, including return to the factory if necessary, are to be borne by
the purchaser and prepaid by him. This warranty does not cover normal maintenance and service and does not
apply to a generator set, alternator or engine, or parts which have been subjected to improper or unauthorized
installation or alteration, misuse, negligence, accident, overloading, overspeeding, improper maintenance, repair
or storage so as, in SEARS's judgment, to adversely affect its performance and reliability.
** NORMAL WEAR: As with all mechanical devices, engines need periodic parts service and replacement to
perform well. This warranty will not cover repair when normal use has exhausted the life of a part or engine.
THERE IS NO OTHER EXPRESS WARRANTY. SEARS HEREBY DISCLAIMS ANY AND ALL
IMPLIED WARRANTIES, INCLUDING BUT NOT LIMITED TO THOSE OF MERCHANTABILITY
AND FITNESS FOR A PARTICULAR PURPOSE TO THE EXTENT PERMITTED BY LAW. THE
DURATION OF ANY IMPLIED WARRANTIES WHICH CANNOT BE DISCLAIMED IS LIMITED TO
THE TIME PERIOD AS SPECIFIED IN THE EXPRESS WARRANTY. LIABILITY FOR
CONSEQUENTIAL, INCIDENTAL, OR SPECIAL DAMAGES UNDER ANY AND ALL WARRANTIES
IS EXCLUDED.
Some states do not allow limitations on how long an implied warranty lasts, or the exclusion or limitation of
incidental or consequential damages, so the above limitations or exclusions may not apply to you. This warranty
gives you specific legal rights and you may also have other rights, which vary from state to state.
For service, see your nearest SEARS authorized warranty service facility. Warranty service can be performed
only by a SEARS authorized service facility. This warranty will not apply to service at any other facility. At the
time of requesting warranty service, evidence of original purchase date must be presented.
SEARS, ROEBUCK AND CO., Hoffman Estates, IL 60179 U.S.A

The engine exhaust from this product contains
chemicals known to the State of California
to cause cancer, birth defects, or other
reproductive harm.
CAUTION! Always disconnect spark plug wire
and place the wire where it cannot contact the
spark plug to prevent accidental starting when
setting up, transporting, adjusting or making
repairs to your generator.
DANGER! This generator is designed for
outdoor use only. Do Not use this generator
inside any building or enclosure, including the
generator compartment of a recreational vehicle
(RV). Fire or an explosion may result. No user
performed modifications, including venting of
exhaust and/or cooling ventilation, will eliminate
the danger. Allow at least two feet of clearance
on all sides of the generator while operating the
unit.
,_ CAUTION! Before using this product, read this
manual and follow all Safety Rules and
Operating Instructions.
• The generator produces dangerously high voltage
that can cause extremely hazardous electrical
shock. Avoid contact with bare wires, terminals,
etc. Never permit an unqualified person to operate
or service the generator.
• Never handle any kind of electrical cord or device
while standing in water, while barefoot or while
hands or feet are wet. Dangerous electrical shock
will result.
• The National Electric Code requires the frame and
external electrically conductive parts of generator
be properly connected to an approved earth
ground. Local electrical codes may also require
proper grounding of the generator. Consult with a
local electrician for grounding requirements in your
area.
•Do Not use worn, bare, frayed or otherwise
damaged electrical cord sets with the generator.
Using any defective cord set may result in
electrical shock or damage to equipment and/or
property.
• Operate generator only on level surfaces and
where it will not be exposed to excessive moisture,
dirt, dust or corrosive vapors.
• Never add fuel while unit is running.
• Allow at least 2 feet of clearance on all sides of
generator while operating unit or damage could
result. Read "Cold Weather Operation" on page 7.
• Gasoline is highly FLAMMABLE and its vapors are
EXPLOSIVE. Do Not permit smoking, open
flames, sparks or heat in the vicinity while handling
gasoline. Avoid spilling gasoline on a hot engine.
Comply with all laws regulating storage and
handling of gasoline.
• Do Not overfill the fuel tank. Always allow room for
fuel expansion. If tank is overfilled, fuel can
overflow onto a hot engine and cause FIRE or an
EXPLOSION.
Never store generator with fuel in tank where
gasoline vapors might reach an open flame or
spark (as on a furnace, water heater or clothes
dryer). FIRE or an EXPLOSION might result.
Generator exhaust gases contain DEADLY carbon
monoxide gas. This dangerous gas, if breathed in
sufficient concentrations, can cause
unconsciousness or even death. Operate this
equipment only in the open air where adequate
ventilation is available.
• The unit requires an adequate flow of cooling air
for its continued proper operation. Never operate
the unit inside any room or enclosure where the
free flow of cooling air into and out of the unit
might be obstructed. Without sufficient cooling air
flow, the unit quickly overheats, damaging the
generator or nearby property.
• Never start or stop the unit with electrical loads
connected to receptacles AND with the connected
devices turned ON. Start the engine and let it
stabilize before connecting electrical loads.
Disconnect all electrical loads before shutting
down the generator.
• Never operate generator:
in rain; in any enclosed compartment; when
connected electrical devices overheat; if electrical
output is lost; if engine or generator sparks; if
flames or smoke are observed while unit is
running; if unit vibrates excessively.
NOTE: Your generator is equipped with a spark
arrester muffler, the spark arrester must be
maintained in effective working order by the
owner/operator.
In the State of California a spark arrester is required
by law (Section 4442 of the California Public
Resources Code). Other states may have similar
laws. Federal laws apply on federal lands.
,_ THIS IS THE SAFETY ALERT SYMBOL. IT IS USED TO ALERT YOU TO POTENTIAL
PERSONAL INJURY HAZARDS. OBEY ALL SAFETY MESSAGES THAT FOLLOW THIS
SYMBOL TO AVOID POSSIBLE INJURY OR DEATH.

CARTON CONTENTS
•Main unit
• Owner's manual
•Engine oil
Check all contents. If any parts are missing or
damaged, call the generator helpline at
1-800-222-3136.
TO REMOVE GENERATOR FROM
CARTON
•Slice two corners at end of carton from top to
bottom so the panel can be folded down fiat, then
remove all packing material.
•Read "Cold Weather Operation" on page 7.
•Remove the generator from the shipping carton.
KNOW YOUR GENERATOR
Read the owner's manual and safety rules before operating your generator.
Compare the illustrations with your Generator to familiarize yourself with the locations of various controls and
adjustments. Save this manual for future reference.
Fuel Tank Fuel Shut Off
Air Cleaner
120 Volt AC, 30 Amp,
Locking Receptacle
Run/Stop Switch
Choke Lever
120/240 Volt AC,
20 Amp Receptacle Oil Filter
120 Volt AC, 20 Amp
Receptacles
Grounding Wing Nut
120 Volt AC, 20 AC Amp Receptacles -- May be
used to supply electrical power for the operation of
120 Volt AC, 20 Amp, single phase, 60 Hz electrical
lighting, appliance, tool and motor loads.
120 Volt AC, 30 Amp, Locking Receptacle -- May
be used to supply electrical power for the operation of
120 Volt AC at 30 Amp, single phase, 60 Hz, electrical
lighting, appliance, tool and motor loads.
120/240 Volt AC, 20 Amp Receptacle -- May be
used to supply electrical power for the operation of
120 and/or 240 Volt AC, 20 Amp, single phase, 60 Hz
electrical lighting, appliance, tool and motor loads.
Air Cleaner- Filters air as it is drawn into the engine
carburetor.
Choke Lever- Used when starting a cold engine.
Circuit Breakers -- Each receptacle is provided with
a "push to reset" circuit breaker to protect the
Spark Arrester Muffler
Circuit Breakers
generator and any connected tools or appliances
against electrical overload.
Fuel Shut Off -- Make sure fuel shut off is open
before starting engine. Close when engine is shut off
Fuel Tank -- Tank holds 4 U.S. gallons of unleaded
gasoline.
Grounding Wing Nut -- Provides a convenient tie
point for connecting generator to earth ground.
Oil Filter -- Filters engine oil for longer engine life.
Run/Stop Switch -- Set this switch to "Run" before to
set in starting mode. Set the switch to "Stop" to shut
off a running engine. Located on the engine block.
Spark Arrester Muffler -- Exhaust muffler lowers
engine noise and is equipped with a spark arrester
screen.
4

RECEPTACLES
Use only high quality, well-insulated, extension cords
with the generator's electrical receptacles. Check the
ratings of all extension cords before you use them.
Extension cords should be rated for 125 Volt AC loads
at 20 Amps or greater for most electrical devices.
Some devices, however, may not require this type of
extension cord. Check the owner's manuals of those
devices for the manufacturer's recommendations.
Keep extension cords as short as possible, preferably
less than 15 feet, to prevent voltage drop and possible
overheating of wires.
120 Volt AC, 20 Amp Receptacles
Each receptacle of this pair is protected against
overload by a single 20 Amp push-to-reset type of
circuit breaker.
Use each receptacle to operate 120 Volt AC, single
phase, 60 Hz electrical loads requiring up to
2,400 watts (2.4 kW) at 20 Amps of current.
_AUTION! Although each receptacle socket is
rated for 120 Volt AC loads at 20 Amps
(2,400 watts or 2.4 kW), this generator is rated
for a total output of 3,800 watts. Powering loads
that exceed the generator's wattage capacity
can damage it or cause serious injuries. The
total number of 120 Volt loads powered through
these receptacles should not exceed 20 Amps.
120/240 Volt AC, 20 Amp Receptacle
This is a full capacity receptacle, which means you
can take the generator's full rated wattage from this
single receptacle. The outlet is protected by a 20 Amp
push-to-reset circuit breaker.
4-Wire Cord Set
240V
qF-120V--_ 120V-_
Neutral)
i
Y (P_ot)_ X (Hot)
NEMA L14-20 /--/I-7 _rr°Uenn_
As shown above, connect a suitable 4-wire cord set to
a NEMA L14-20 plug and to the desired load. The
cord set should be rated for 250 Volt AC loads at
20 Amps (or greater).
,_ CAUTION! Although this receptacle is rated for
240 Volt AC loads at 20 Amps (4,800 watts or
4.8 kW), this generator is rated for a total output
of 3,800 watts. Powering loads that exceed the
generator's wattage capacity can damage it or
cause serious injuries. The total number of
240 Volt loads powered through this receptacle
should not exceed 20 Amps.
120 Volt AC, 30 Amp Receptacle
Use a NEMA L5-30 plug with this receptacle. Connect
a 3-wire cord set rated for 125 Volts AC at 30 Amps to
the plug. 3-Wire Cord Set
Neutral
120V
Hm
/__ Ground
NEMA L5=30 (Green)
Use this receptacle to operate 120 Volt AC, 60 Hz,
single phase loads requiring up to 3,600 watts
(3.6 kW) of power at 30 Amps. The outlet is protected
by a 30 Amp push-to-reset circuit breaker.

HOW TO USE YOUR GENERATOR
If you have any problems operating your generator,
please call the generator helpline at 1-800-222-3136.
Grounding the Generator
The National Electrical Code requires that the frame
and external electrically conductive parts of this
generator be properly connected to an approved earth
ground. Local electrical codes may also require proper
grounding of the unit. For that purpose, a grounding
wing nut is provided on the base of the cradle (note:
typical unit shown may not look like your unit).
k
Generally, connecting a No. 12 AWG (American Wire
Gauge) stranded copper wire to the grounding wing
nut and to an earth-driven copper or brass grounding
rod (electrode) provides adequate protection against
electrical shock. However, local codes may vary
widely. Consult with a local electrician for grounding
requirements in your area.
Proper grounding of generator will help prevent
electrical shock in the event of a ground fault condition
in the generator or in connected electrical devices.
Proper grounding also helps dissipate static electricity,
which often builds up in ungrounded devices.
BEFORE STARTING THE
GENERATOR
To operate the engine you must do the following:
Add Engine Oil
NOTE: When adding oil to the engine crankcase in
the future, use only high quality detergent oil rated
with API service classification SF or SG SAE 30
weight. Use no special additives.
Select the oil's viscosity grade according to your
expected operating temperature. Do Not use
SAE 10W-40.
•Above 40°F, use SAE 10W-30 or SAE 30.
•Below 40°F, use synthetic 5W-20 or 5W-30.
_F -20
C-30
0 20 32 40 60 80 100
-2'0 -io 6 i'o 2'0 4'0
Temperature Rangeof Expected Use
Although multi-viscosity oils (5W30, 10W30, etc.)
improve starting in cold weather, these multi-viscosity
oils will result in increased oil consumption when used
above 32°F. Check your engine oil level more
frequently to avoid possible damage from running low
on oil.
• Place generator on a level surface.
• Clean area around yellow oil fill cap. Remove the
oil fill cap.
• Slowly fill engine with oil through the oil fill opening
until the oil level is to the point of overflowing.
• Install yellow oil fill cap and finger tighten securely.
• Check engine oil level before starting each time
thereafter. If the oil level is below the point of
overflowing, fill to the proper level.
Add Gasoline
,_ WARNING! Never fill fuel tank indoors. Never
fill fuel tank when engine is running or hot. Do
Not light a cigarette or smoke when filling the
fuel tank.
,_ CAUTION! Do Not overfill the fuel tank.
Always leave room for expansion.
• Use regular UNLEADED gasoline with the
generator engine. Do Not use premium gasoline.
Do Not mix oil with gasoline.
• Clean area around fuel fill cap, remove cap.
• Slowly add unleaded regular gasoline to fuel tank.
Be careful not to overfill. Allow about 1/2" of tank
space between bottom of fill opening and top of
fuel for fuel expansion, as shown here.
1/2" Air Space Tank
Fuel
• Install fuel cap and wipe up any spilled gasoline.
IMPORTANT: It is important to prevent gum deposits
from forming in essential fuel system parts such as the
carburetor, fuel filter, fuel hose or tank during storage.
Also, experience indicates that alcohol-blended fuels
(called gasohol, ethanol or methanol) can attract
moisture, which leads to separation and formation of
acids during storage. Acidic gas can damage the fuel
system of an engine while in storage. To avoid engine
problems, the fuel system should be emptied before
storage of 30 days or longer. See "Storage" on
page 12. Never use engine or carburetor cleaner
products in the fuel tank or permanent damage may
Occur.

TO START THE ENGINE
_AUTION! Never run engine indoors or in
enclosed poorly ventilated areas. Engine
exhaust contains carbon monoxide, an odorless
and deadly gas.
,_ WARNING! temperature of muffler and nearby
areas may exceed 150°F (65°C). Avoid these
areas.
Disconnect all electrical loads from the generator. Use
the following start instruction steps by numerical order:
1. Turn the fuel valve to the "On" position.
_ FUELTAN_
2. Set the Run/Stop switch to "Run" position.
3. Place the choke lever in the "Full" choke position.
TO STOP THE ENGINE
• Unplug all electrical loads from generator panel
receptacles. Never start or stop engine with
electrical devices plugged in AND turned on.
• Let engine run at no-load for several minutes to
stabilize the internal temperatures of engine and
generator.
• Move Run/Stop switch to "Stop" position.
COLD WEATHER OPERATION
Under certain weather conditions (temperatures below
40°F [4°C] and a high dew point), your generator may
experience icing of the carburetor and/or the
crankcase breather system.
In an emergency, use the original shipping box as a
temporary shelter:
• Cut off all flaps.
• Cut out one of the long sides of the box to expose
exhaust side of unit. Ensure a minimum of two feet
clearance between open side of box and nearest
object.
• Cut appropriate slots to access receptacles and
clear handles.
• Start unit, then place box over it.
//
4. Grasp the recoil handle and pull slowly until slight
resistance is felt. Then pull rapidly one time only
to start engine.
• If engine starts, proceed to step 6.
• If engine fails to start, proceed to step 5.
5. Move the choke lever to "Half" choke position,
and pull recoil handle twice.
• If engine fails to start, repeat steps 3 thru 5.
6. Move choke lever to "Run" position. If engine
falters, move choke lever to "Half" choke position
until the engine runs smoothly and then to "Run"
position.
NOTE: If engine still fails to start after 3 pulls, check
for proper oil level in crankcase. This unit is equipped
with a Low Oil Shutdown System (see page 8).
IMPORTANT: Remove shelter when temperature is
above 40°F [4°C].
For a more permanent shelter, build a structure that
will enclose three sides and the top of the generator:
• Make sure entire muffler-side of generator is
exposed. Note that your generator may appear
different from that shown here.
• Ensure a minimum of two feet clearance between
open side of box and nearest object.
• Face exposed end away from wind and elements.
• Enclosure should hold enough heat created by the
generator to prevent icing.
,_ CAUTION! Never run unit indoors; Do Not
enclose generator any more than shown.
Remove shelter when temperatures are above
40°F [4°C].

LOW OIL PRESSURE SHUTDOWN
SYSTEM
The engine is equipped with a low oil pressure sensor
that shuts down the engine automatically when the oil
pressure drops below 6psi. If the engine shuts down
by itself and the fuel tank has enough gasoline, check
engine oil level.
Initial Start-up
A delay built in the low oil shutdown system allows oil
pressure to build during starting. The delay allows the
engine to run for about 10 seconds before sensing oil
pressure.
DON'T OVERLOAD THE
GENERATOR
Overloading a generator in excess of its rated wattage
capacity can result in damage to the generator and to
connected electrical devices. Observe the following, to
prevent overloading the unit:
• Add up the total wattage of all electrical devices to
be connected at one time. This total should NOT
be greater than the generator's wattage capacity.
• The rated wattage of lights can be taken from light
bulbs. The rated wattage of tools, appliances and
motors can usually be found on a data plate or
decal affixed to the device.
Sensing Low Pressure
If the system senses low oil pressure during operation,
the engine shuts down. As the system shuts down, the
low oil light comes ON. However, once the engine has •
stopped rotating, this light will go OFF.
Restarting
If you try to restart the engine within 10 seconds after
it shuts down, the engine may NOT start. The system
needs 5 to 10 seconds to reset.
If you do restart the engine after such ashutdown and
have not corrected the low oil pressure, the engine
runs for about 10 seconds as described above and
then stops.
If the appliance, tool or motor does not give
wattage, multiply volts times ampere rating to
determine watts (volts x amps = watts).
Some electric motors, such as induction types,
require about three times more watts of power for
starting than for running. This surge of power lasts
only a few seconds when starting such motors.
Make sure you allow for this high starting wattage
when selecting electrical devices to connect to your
generator. First, figure the watts needed to start the
largest motor. Add to that figure the running watts
of all other connected loads.
The Wattage Reference Guide below is provided to
assist you in determining how many items your
generator can operate at one time.
WATTAGE REFERENCE GUIDE
Recreational/Home Uses
Tool/Appliance ...................... Watts
AM/FM clock radio ....................... 50
Light bulb ............................. 100
Fan .................................. 200
20" color TV ........................... 400
*Deep freezer .......................... 500
Personal computer and 15" monitor ......... 800
"1/3 hp furnace fan blower ................ 800
Microwave oven ........................ 800
"18 cuft refrigerator ..................... 800
Sump pump .......................... 1000
Electric skillet ......................... 1250
*½ hp water well pump .................. 1400
"12,000 Btu window air conditioner ......... 1400
Space heater ......................... 1800
Electric water heater .................... 4000
Professional/Contractor Uses
Tool/Appliance ...................... Watts
"1/3 hp airless sprayer ................... 600
3/8" hammer drill ....................... 600
Variable speed Sawzall® ................. 960
½" power drill ......................... 1000
Quartz-halogen work light ................ 1000
Belt sander ........................... 1200
7¼" circular saw ...................... 1500
7¼" worm drive saw .................... 1600
"1½ hp air compressor .................. 1800
"10" power miter saw ................... 1800
6" bench grinder ....................... 1800
*6" table planer ........................ 1800
"10" table/radial arm saw ................ 2000
Wire feed welder ....................... 2400
*=allow 3 times listed watts for starting surge

MAINTENANCE SCHEDULE
Follow the hourly or calendar intervals, whichever occurs first.
More frequent service is required when operating in adverse conditions noted below.
Maintenance Operation Every 8 Hours 25 Hours or 50 Hours or 100 Hours or
or Daily Every Season Every Season Every Season Yearly
Check oil level X
Change oil & oil filter:l:
Clean spark arrester screen
Service air filter pre-cleaner
Service air cleaner cartridge
Adjust valve clearance
Replace spark plugs
Retorque head bolts
:1: Change oil & oil filter after first 8 hours of operation, then after every 50 hours.
* Change oil & oil filter every 25 hours when operating under heavy load or in high temperatures.
** Clean more often under dirty or dusty conditions. Replace filter parts if very dirty.
*** Perform this task only after first 50 hours of operation. Head bolts will not need further retorquing.
PRODUCT SPECIFICATIONS
Generator Specifications
Rated Maximum Power ........ 3,800 Watts (3.8kW)
Surge Maximum Power ........ 4,750 Watts (4.75kW)
Rated AC Voltage ............ 120/240 Volts
Rated Maximum AC Current:
at 240 Volts ............... 15.8 Amperes
at 120 Volts ............... 31.6 Amperes
Rated Frequency ............ 60 Hz at 3600 rpm
Phase ..................... Single Phase
Gasoline Capacity ............ 4 U.S. gallons
Engine Specifications
Rated Horsepower ........... 7.8 at 3600 rpm
Spark Plug
Type: ................ Champion RC12YC or
Equivalent
Set Gap To: ........... 0.030inch (0.76mm)
Oil Type:
Above 32° F .............. SAE 30 or 10W-30
Below 32° F............... Synthetic 5W-20 or
5W-30
GENERAL RECOMMENDATIONS
The warranty of the Generator does not cover items that
have been subjected to operator abuse or negligence.
To receive full value from the warranty, operator must
maintain Generator as instructed inthis manual.
Some adjustmentswill need to be made periodically to
properlymaintain your generator. All adjustmentsin the
Service and Adjustments section of this manual should
be made at least once each season. Followthe
requirements inthe "Maintenance Schedule" chart above.
NOTE: Once a year you should clean or replace the
spark plug and replace the air filter. A new spark plug
and clean air filter assure proper fuel-air mixture and
help your engine run better and last longer.
GENERATOR MAINTENANCE
Generator maintenance consists of keeping the unit
clean and dry. Operate and store the unit in a clean
dry environment where it will not be exposed to
excessive dust, dirt, moisture or any corrosive vapors.
Cooling air slots in the generator must not become
clogged with snow, leaves,or any other foreign
material.
Check the cleanliness of the generator frequently and
clean when dust, dirt, oil, moisture or other foreign
substances are visible on its exterior surface.
NOTE: Do Not use a garden hose to clean generator.
Water can enter the engine fuel system and cause
problems. In addition, if water enters the generator
through cooling air slots, some of the water will be
retained in voids and cracks of the rotor and stator
winding insulation. Water and dirt buildup on the
generator internal windings will eventually decrease
the insulation resistance of these windings.
CLEAN THE GENERATOR
_AUTION! Never Insert any object or tool
through the air cooling slots, even if the engine
is not running.
• Use a damp cloth to wipe exterior surfaces clean.
• A soft, bristle brush may be used to loosen caked
on dirt, oil, etc.

A vacuumcleanermaybeusedto pickuploose
dirtanddebris.
Lowpressureair(notto exceed25psi)maybe
usedto blowawaydirt.Inspectcoolingairslots
andopeningsonthegenerator.Theseopenings
mustbekeptcleanandunobstructed.
ENGINE MAINTENANCE
,_ DANGER! When working on the generator,
always disconnect spark plug wire from spark
plug and keep it away from spark plug.
Checking Oil Level
Oil level should be checked prior to each use or at
least every 8 hours of operation. Keep oil level
maintained.
Changing Engine Oil and Oil Filter
Change oil after first 8 hours of operation. Change oil
every 50 hours thereafter. If you are using your
generator under extremely dirty or dusty conditions, or
in extremely hot weather, change oil more often.
Change oil while engine is still warm from running, as
follows:
• Clean area around oil drain plug.
•Remove oil drain plug and oil fill plug and drain oil
completely into a suitable container.
•When oil has completely drained, install oil drain
plug and tighten securely.
•Place a suitable container beneath the oil filter and
turn filter counterclockwise to remove. Discard
according to local regulations.
• Coat gasket of new filter (p/n 70185) with engine
oil. Turn filter clockwise until gasket snugs against
the filter adapter. Then tighten filter an additional
3/4 turn.
•Fill oil sump with recommended oil (see page 6).
•Install the oil fill plug and tighten securely.
Clean/Replace Spark Plug
Change the spark plug every 100 hours of operation
or once each year, whichever comes first. This will
help your engine to start easier and run better.
Replace with recommended spark plug, as follows.
• Clean area around spark plug, then remove and
inspect it. Replace spark plug if electrodes are
pitted, burned or porcelain is cracked.
• Check new spark plug electrode gap with wire
feeler gauge and set gap to 0.030 inch (0.76mm).
Retorque Head Bolts
After 50 hours of operation, retorque the head bolts for
this engine to 3.1 kg/m (22 foot-pounds). The torque
sequence is A, B, C, D, E (star pattern).
D B
A E
C
IMPORTANT: If you feel uncomfortable about doing
this procedure or you don't have the proper tools,
please take your generator in to the nearest Sears
service center to have the head bolts retorqued. This
is a very important step to insure the longest life for
your engine.
Service Air Cleaner
Your engine will not run properly and may be
damaged if you run it using a dirty air cleaner.
Clean or replace the air cleaner paper filter once every
25 hours of operation or once a year, whichever
comes first. Clean or replace more often if operating
under dusty or dirty conditions. Clean foam
pre-cleaner every 25 hours of operation or sooner
under dusty conditions.
To clean or replace foam pre-cleaner:
• Remove air cleaner cover, then foam pre-filter.
PAPER
FILTER
FOAM
PRE-FILTER
• Wash pre-cleaner in soapy water. Squeeze pre-
filter dry in clean cloth (DO NOT TWIST).
• Clean air cleaner cover before installing it.
To clean or replace paper air filter:
•Remove air cleaner cover; then remove foam pre-
filter (service if necessary) and remove paper filter.
• Clean paper filter by tapping it gently on a solid
surface. If the filter is too dirty, replace it with a new
one. Dispose of the old filter properly.
10

Clean air cleaner cover then insert pre-cleaner into
cover. Next insert new paper filter into cover to
hold pre-cleaner in place and assemble all of them
to the base of the air cleaner.
NOTE: If you need to order a new air filter, please call
1-800-366-PART.
Clean Spark Arrester Screen
The engine exhaust muffler has a spark arrester
screen. Inspect and clean the screen every 100 hours
of operation or once each year, whichever comes first.
NOTE: If you use your generator on any forest-
covered, brush-covered or grass-covered unimproved
land, it must have a spark arrester. The spark arrester
must be maintained in good condition by the
owner/operator.
Clean and inspect the spark arrester as follows:
•To remove the muffler guard from the muffler,
remove the four screws that connect the guard to
the muffler bracket.
SPARK ARRESTER
SCREEN
• Remove the four screws attaching the valve cover
with a #2 or #3 phillips screwdriver.
• Make sure the piston is at Top Dead Center (TDC)
of its compression stroke (both valves closed). To
get the piston to TDC, pull on the recoil handle
slowly while watching the piston through the spark
plug hole. As you pull on the recoil handle, the
piston should move up and down. The piston is at
TDC when it is up as high as it can go.
• Loosen the rocker arm jam nut. Use an 8 mm allen
wrench to turn the pivot ball stud while checking
clearance between the rocker arm and the valve
stem with a feeler gauge. Correct clearance is
0.002-0.004 inch (0.05-0.1mm). NOTE: You must
hold the rocker arm jam nut in place as you turn
the pivot ball stud.
Feeler
Allen Wrench Gauge
Loosen
Jam Nut
MUFFLER HEAT SHIELD
Remove four screws that attach the spark arrester
screen.
Inspect screen and replace if torn, perforated or
otherwise damaged. Do Not use a defective screen.
If screen is not damaged, clean it with commercial
solvent.
Reattach the screen and the muffler guard.
Adjusting Valve Clearance
After the first 50 hours of operation, you should adjust
the valve clearance in the engine.
IMPORTANT: If you feel uncomfortable about doing
this procedure or you don't have the proper tools,
please take your generator in to the nearest Sears
service center to have the valve clearance adjusted.
This is a very important step to insure the longest life
for your engine.
To adjust valve clearance:
• Make sure the engine is at room temperature.
• Make sure that the spark plug wire is removed from
the spark plug and out of the way.
• Remove the breather tube from the valve cover.
When valve clearance is correct, hold the pivot ball
stud in place with the allen wrench and tighten the
rocker arm jam nut to 65-85 inch-pounds torque.
After tightening the jam nut, recheck valve
clearance to make sure it did not change.
• Reattach the valve cover. Start all four screws
before tightening or you will not be able to get all
the screws in place. Make sure the gasket between
the valve cover and cylinder head is in place.
• Reattach the breather tube.
• Reattach the spark plug wire to the spark plug.
11

GENERAL
The generator should be started at least once every
seven days and allowed to run at least 30 minutes. If
this cannot be done and you must store the unit for
more than 30 days, use the following information as a
guide to prepare it for storage.
Long Term Storage Instructions
,_ WARNING! Never store engine with fuel in
tank indoors or in enclosed, poorly ventilated
areas where fumes may reach an open flame,
spark or pilot light as on a furnace, water heater,
clothes dryer or other gas appliance.
It is important to prevent gum deposits from forming in
essential fuel system parts, such as the carburetor,
fuel filter, fuel hose or tank during storage. Also,
experience indicates that alcohol-blended fuels (called
gasohol, ethanol or methanol) can attract moisture,
which leads to separation and formation of acids
during storage. Acidic gas can damage the fuel
system of an engine while in storage.
To avoid engine problems, the fuel system should be
emptied before storage of 30 days or longer. Follow
these instructions:
_ WARNING! Drain fuel into approved container
outdoors, away from open flame. Be sure
engine is cool. Do Not smoke.
Protect Fuel System
•Remove all gasoline from the fuel tank to prevent
gum deposits from forming on these parts and
causing possible malfunction of engine.
• Run engine until engine stops from lack of fuel.
Engine
Change Oil
While engine is still warm, drain oil from crankcase.
Refill with recommended grade.
Oil Cylinder Bore
,_ CAUTION! Avoid spray from spark plug hole
when cranking engine slowly.
• Remove spark plug and pour about 1/2 ounce
(15ml) of engine oil into the cylinder. Cover spark
plug hole with rag. Crank slowly to distribute oil.
• Install spark plug. Do Not connect spark plug wire.
Generator
• Clean the generator as outlined on page 9 ("Clean
the Generator").
• Check that cooling air slots and openings on
generator are open and unobstructed.
Other Storage Tips:
•Do Not store gasoline from one season to another.
•Replace your gasoline can if it starts to rust.
Contaminated gasoline will cause engine problems.
•If possible, store your unit indoors and cover it to
give protection from dust and dirt. BE SURE TO
EMPTY THE FUEL TANK.
• Cover your unit with a suitable protective cover that
does not retain moisture.
,_ DANGER! Never cover your generator while
engine and exhaust area are warm.
• Store generator in clean, dry area.
12

Problem
Engine is running, but no
AC output is available.
Engine runs good at no-
load but "bogs down" when
loads are connected.
Engine will not start; or
starts and runs rough.
Engine shuts down during
operation.
Engine lacks power.
" " r
Engine hunts o falters.
Cause
1. One of the circuit breakers is
open.
2. Fault in generator.
3. Poor connection or defective
cord set.
4. Connected device is bad.
1. Short circuit in a connected load.
2. Engine speed is too slow.
3. Generator is overloaded.
4. Shorted generator circuit.
1. Run/Stop Switch set to "Stop".
2. Dirty air cleaner.
3. Out of gasoline.
4. Stale gasoline.
5. Spark plug wire not connected to
spark plug.
6. Bad spark plug.
7. Water in gasoline.
8. Overchoking.
9. Low oil level.
10. Excessively rich fuel mixture.
11. Intake valve stuck open or
closed.
12. Engine has lost compression.
1. Out of gasoline.
2. Low oil level.
1. Load is too high.
2. Dirty air filter.
1. Choke is opened too soon.
,Carburetor is running too rich or
too lean,
Correction
1. Reset circuit breaker.
2. Contact Sears service facility.
3. Check and repair.
4. Connect another device that is in
good condition.
1. Disconnect shorted electrical load.
2. Contact Sears service facility.
3. See "Don't Overload the
Generator", page 8.
4. Contact Sears service facility.
1. Set switch to "Run".
2. Clean or replace air cleaner.
3. Fill fuel tank.
4. Drain gas tank; fill with fresh fuel.
5. Connect wire to spark plug.
6. Replace spark plug.
7. Drain gas tank; fill with fresh fuel.
8. Open choke fully and crank engine.
9. Fill crankcase to proper level.
10. Contact Sears service facility.
11. Contact Sears service facility.
12. Contact Sears service facility.
1. Fill fuel tank.
2. Fill crankcase to proper level.
1. See "Don't Overload the Generator"
on page 8.
2. Replace air filter.
1. Move choke to halfway position until
engine runs smoothly.
2. Contact Sears service facility.
13

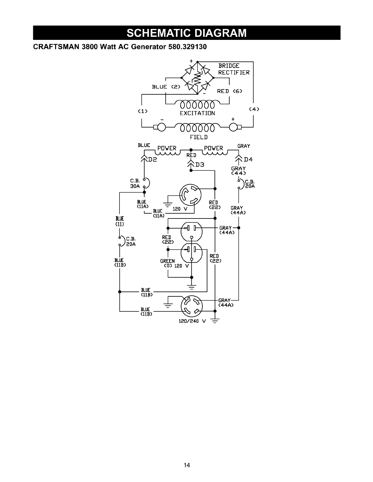
CRAFTSMAN 3800 Watt AC Generator 580.329130
BRIDGE
F___ TIFIER
BLUE (2) "_X__" RED (6)
(I> EXCITATION
FIELD
(4)
SLUE POWER RED POWER GRAY
I - I <4,4>
o,_.h I _'_o._.
3oA:_; _W2oA
._u__LI_ _J_ /
(11A) _/llL" ---- 120 _ <22:) GRAY
)L( I+
g1> _.RAY--
J20A (22) _ I
T
(_LLE ]}LUE GR<_'120F'F'N_
120/240 V _---
14

CRAFTSMAN 3800 Watt AC Generator 580.329130
cs cs
8OA 2OA
_BLUE GRAY_ GRAY
IIA) (44A> (44)
BLUE
(illS) REDI
I _RED I (22) GF
GRAY (22> I (z
L
BLUE
(llB)
B_W%%'.OST GREE,
BE BROKEN OFF BLUE (O)
(liB) RE]] BLUE)
RED
(88)
CB,
3OA
BLU_ BLUE
(IIA) (if)
I(IIA)
I
RED
(2£)
4)
12OV
30A
BLUE
(IIA)
BLUE
(ll>
GRAY
(44)
NOTE= POSITIVE BRUSH 13 CLOBEST
TO BEARING
+ BLU)E
15

CRAFTSMAN 3800 Watt AC Generator 580.329130
Main Unit -- Exploded View
I
52
49
58 54
6
DETAIL " X "
900
\SEE
DETAIL "Y"
22
32
39
\\
\
3O
35
38
33
29
\
57
28
\
36
27
21 5
8\
18
34 17
6
\59
16
6O
12
DETAIL " Y "
16

CRAFTSMAN 3800 Watt AC Generator 580.329130
Main Unit -- Parts List
Item PaN #
1 B97195
2 B84021
4 66365
5 95876G
6 187151A
7 65791
8 6796
9 187125
10 86307
11 47480
12 84508
13 52858
14 83208
15 70644
16 66476
17 83071
18 40976
19 89476
20 83083
21 73054
22 187160
23 81917
24 84346
25 66825B
26 85652
27 67989
28 B4901
29 B4986
30 74908
31 B2153
32 86308
33 84242
34 77816
Qty. Description Item Part#
1 CRADLE, XL 35 67022
1 SUPPORT, Engine 36 96409
1 HOUSING, Engine Adapter 37 91825
1 ASSEMBLY, Rotor 38 66849
1 ASSEMBLY, Stator 39 B4871
1 BEARING 41 86494
1 WASHER, M8 Flat 42 86292
1 ASSEMBLY, Control Panel 43 77395
4 HHMS, 5/16 - 24 x 3/4 44 83465
1 HHCS, 5/16 - 24 x 7" 45 93826
2 MOUNT, 45° Vibration 46 78831B
2 NUT, M8 Locking 47 80270
1 BRACKET, Muffler 6HP 48 78299
1 PPHMS, M8 - 1.25 X 20 49 90878
2 HHMS, M6 - 1.00 x 12 with 50 88325
Lock Washer 51 B84042
1 MUFFLER 52 84687
2 SHCS, M8 - 1.25 x 20 53 85000
1 GASKET, Exhaust 54 14353621
1 SCREEN, Spark Arrester 55 23762
1 DECAL, Fuel Shut Off 56 26850
1 DECAL, Control Panel 57 187162
1 PIN, M4 x 10 Roll 58 92982
3 PPHMS, M8 - 1.25 x 35 59 AB3061
1 CARRIER, Rear Bearing 60 187144
2 MOUNT, Vibration 900 NSP
9 NUT, M8 Flanged Serrated
1 DECAL, 1-800-4-MyHome
1 DECAL, Ground
4 TAPTITE, M5 - 0.8 x 10
4 SCREW, #12 Self Drilling
4 BOLT, M6 - 1.0 x 115 Stator
1 GROMMET
1 DECAL, Muffler Warning
Qty. Description
1 GROMMET, Rubber
1 DECAL, 1-800 #
1 ASSEMBLY, Brush Holder
2 TAPTITE, M5 - 0.7 x 16
1 COVER, Bearing Carrier
1 SCREW, M6- 1.0 x 16 Wing
1 SCREW, #10 x 16 Self Drilling
4 NUT, M6 Flange Lock
4 GROMMET, Tank
1 DECAL, Start
4 HHMS, M6- 1.0 x 60
1 VALVE, Tank
1 BUSHING, Plastic Tank
1 CAP, Fuel
1 ASSY., Fuel Tank
1 SHIELD, Heat
1 INSULATION, #2 1/4"
1 INSULATION, Clip
1 WIRE, Ground
1 WASHER, #10 Shakeproof
2 WASHER, M6 Shakeproof
2 DECAL, Heat Shield
1 DECAL, Danger
1 BOTTLE, Oil
1 MANUAL, Owner's
1 ENGINE, 7.8 HP
Optional Accessories
0932785
0932684
0932688
0932686
0932687
Storage cover
Wheel kit
Cord wrap Kit
20 Amp 120/240 Volt Plug
30 Amp 120 Volt Plug
17

CRAFTSMAN 3800 Watt AC Generator 580.329130
Control Panel -- Exploded View and Parts List
\
32
613
2
7\\
14\\
612
8
8
10
9
9 10
13
15
16
11
Item
1
2
3
4
5
6
7
8
9
10
11
12
13
14
15
PaN #
B187124
75475
82881
82308
84134
23365
68868
38150
22264
51715
68867
68759
75207
75207A
81919A
Qty.
1
6
3
4
1
6
1
6
6
6
1
1
2
1
1
Description
PANEL, Control
SCREW, M4 - 0.7 x 10mm
WASHER, Internal Lock
SCREW, Self Tapping
GROMMET, Rubber Connector
WASHER, No. 8 Serrated Lock
RECEPTACLE, 120 Volt, 30 Amp Twistlock
WASHER, No. 8 Flat
WASHER, No. 8 Lock
NUT, M4 0.7 Hex
RECEPTACLE, 120/240 Volt, 20 Amp Twistlock
OUTLET, 120 Volt, 20 Amp Duplex
CIRCUIT BREAKER, 20 Amp
CIRCUIT BREAKER, 30 Amp
CONTROL PANEL, Back, Plastic
18

ENGINE, 7.8 HP, Generac Power Systems, EHC 00955 - Low Oil Shutdown And
Governor- Exploded View and Parts List
Item
7
8
9
10
11
12
13
14
15
16
17
18
WHITE
10
5
6
15
21
2O
17
12 11 13 .i/_
25
li' 26
29 28
22
Pan# Qty.
78653 1
85272 1
84195 1
85620 1
00285271 1
84329 1
00185271 1
22097 2
82891 2
81675 1
84274 1
87221A 1
Description
Run/Stop Switch
L.E.D. Assembly
Low Oil Shutdown Decal
Black Sleeving
Black Wire Assembly
3-pin Male Connector Housing
White Wire Assembly
M6 Lock Washer
M6 x 30 mm Screw
Ignition Coil
Tinnerman Clamp
Low Oil Shutdown Module
Item Part# Qty. Description
19 45756 1 M6 x 10 mm Screw
20 72347 1 Spark Plug
21 86962 1 Governor Lever
22 85953 1 Wear Washer
23 83502 1 Adjust Screw
24 83512 1 M8 x 15 mm Taptite Screw
25 78604 1 60 Hz. Governor Spring
26 66476 1 M6 x 12 mm Capscrew
27 83503 1 M5 Lock Nut
28 83781 1 Governor Bracket
29 86384 1 Governor Rod
30 86037 1 Anti-lash Spring
19

ENGINE, 7.8 HP, Generac Power Systems, EHC 00955 - Recoil Starter and Flywheel -
Exploded View and Parts List
9O
79
81
91
83
87
Item Part # Qty. Description
78 82774 1 Woodruff Key
79 77182E 1 Flywheel
80 83312 1 Conical Washer
81 81810 1 M16 Hex Nut
82 92984 1 Top Wrapper
83 45756 4 M6 x 10 mm Screw
84 78609 2 Cover Bolt
85 78608A 1 Air Box Cover
86 90695A 1 Blower Housing
87 89739 1 Lower Wrapper
88 66476 9 M6 x 12 mm Capscrew
89 A2799 1 Recoil Assembly
90 A2842 1 Recoil Cup
91 78651C 1 Backplate
20

ENGINE, 7.8 HP, Generac Power Systems, EHC 00955 - Carburetor, Air Cleaner, Oil
Switch and Oil Filter-Exploded View and Parts List
4
6
31 43
35
36
49
39 /
44 50
45
46
41
47
48 51
Item
1
2
3
4
5
6
31
32
35
36
39
41
PaN #
94820
91848
84982
92978
99236
70185
90947
90051
80316
90948
91846
80303
Qty. Description
1 Expansion Plug
1 Oil Filter Gasket
1 Oil Filter Adapter
2 M6 x 20 mm Screw
1 Oil Pressure Switch
1 Oil Filter
1 Breather Hose
1 Manifold Head Gasket
2 M6 x 30 mm Screw
1 Intake Manifold
1 Air Box Gasket
1 Canal Cover
Item
42
43
44
45
46
47
48
49
50
51
Part # Qty. Description
78631 1 Manifold Gasket
97747 1 Carburetor
78607 1 Air Cleaner Base
66476 1 M6 x 12 mm Capscrew
59635 1 #8 x 3/8" Plastite Screw
78601 1 Air Filter
78602 1 Pre-cleaner
83504 1 Choke Knob
78643 2 Carb Mount Bolt
78608A 1 Air Box Cover
78609 2 Air Box Screws
21

ENGINE, 7.8 HP, Generac Power Systems, EHC 00955 - Long Block - Exploded View
and Parts List
26
3O
13
28 27 15
42
2_37
I
46 38
11
Item
1
2
3
4
5
6
7
8
9
10
11
12
13
14
15
16
17
18
19
20
21
22
23
24
25
PaN #
78621
76389
88411
A8897A
77168
88057
76390
83337A
78658
78659
89213J
A7637
81695
A8929
78645
A7811
72683
98752
89096
88156
A8822
78691
A5772
A5776
74908
33
18'
Qty.
1
1
1
1
5
1
2
1
1
1
1
1
2
1
1
1
1
1
1
1
1
1
1
1
1
22 23
Description
Control Rod Assembly
Piston Pin
Piston Ring Set
Gear Cover Assembly
M8 x 52mm Head Bolt
Piston [220cc]
Pin Retainer Ring
Tapered Crankshaft Assm.
Governor "R" Pin
Governor Arm Thrust Washer
Crankcase Assm.
Governor Arm
Oil Seal
Governor Gear Assembly
Governor Gear C-Ring
Governor Spool
1/8" NPT Pipe Plug
Camshaft Assembly
Crankcase Gasket
Valve Stem Seal
Cylinder Head Gasket
Oil Pressure Relief Cover
Oil Pressure Spring
5/16" Ball
M5 Form Screw
24
Item PaN # Qty.
26 78606 4
27 76361 1
28 89230 6
29 99922 1
30 A1720 2
31 88401 2
32 84186 2
33 83192 1
34 86254 1
36 21705B 1
37 90082 1
38 90081 1
39 88396A 2
40 83235 2
41 80336 1
42 96362 1
43 77161 2
44 77160 2
45 76307 2
46 88403 1
47 72657 2
48 88412 1
49 76329 1
21944E 1
13
Description
M6-1.0 x 12 mm Screw
Governor Gear Thrust Washer
M8-1.25 x 35 mm Screw
Spring Washer
Valve Spring Retainer
Valve Spring
Valve Spring Wear Washer
Geroter Set
"O" Ring
Cylinder Head Assembly
Exhaust Valve
Intake Valve
Push Rod
Tappet
Oil Pick-up Assembly
Rocker Cover Gasket
Pivot Ball Stud
Rocker Arm
Rocker Arm Jam Nut
Push Rod Guide Plate
1/4" NPT Pipe Plug
Rocker Cover Assembly
Plastic Oil Fill Plug
Complete Long Block (all
items shown)
22

Your Warranty Rights and Obligations
The California Air Resources Board ("CARB") and Sears
Roebuck and Co., USA, are pleased to explain the Emission
Control System Warranty on your model year 2000 and later
small off-road engine (engine). In California, new engines
must be designed, built and equipped to meet the State's
stringent anti-smog standards. Sears must warrant the
emission control system on your engine for the periods of
time listed below provided there has been no abuse, neglect,
or improper maintenance of your engine.
Your emission control system includes parts such as the
carburetor and the ignition system.
Where a warrantable condition exists, Sears will repair your
engine at no cost to you. Expenses covered under under
warranty include diagnosis, parts, and labor.
Manufacturer's Warranty Coverage
The model year 2000 and later engines are warranted for
two years. If any emission related part on your engine (as
listed below) is defective, the part will be repaired or
replaced by Sears.
Owner's Warranty Responsibilities
As the engine owner, you are responsible for the
performance of the required maintenance listed in this
owners manual. Sears recommends that you retain all
receipts covering maintenance on your engine, but Sears
cannot deny warranty solely due for the lack of receipts or
for your failure to ensure the performance of all scheduled
maintenance.
As the engine owner, you should be aware that Sears may
deny you warranty coverage if your engine or a part of it has
failed due to abuse, neglect, improper maintenance,
unapproved modifications, or the use of parts not made or
approved by the original equipment manufacturer.
You are responsible for presenting your engine to a Sears
authorized repair center as soon as a problem exists.
Warranty repairs should be completed in a reasonable
amount of time, not to exceed 30 days.
If you have any questions regarding your warranty rights and
responsibilities, you should contact your nearest authorized
service center or call Sears at 1-800-473-7247.
Warranty Commencement Date
The warranty period begins on the date the engine is
delivered.
Warranty Period
Any warranted part which is not scheduled for replacement
as required maintenance, or which is scheduled only for
regular inspection to the effect of "repair or replace as
necessary" shall be warranted for 2 years. Any warranted
part which is scheduled for replacement as required
maintenance shall be warranted for the period of time up to
the first scheduled replacement point for that part.
Diagnosis
The owner shall not be charged for diagnostic labor which
leads to the determination that the warranted part is
defective if the diagnostic work is performed at an approved
Sears service center.
Consequential Damages
Sears may be liable for damages to other engine
components caused by the failure of a warranted part still
under warranty.
WHAT IS NOT COVERED
All failures caused by abuse, neglect, or improper
maintenance are not covered.
Add-on or Modified Parts
The use of add-on or modified parts can be grounds for
disallowing a warranty claim. Sears is not liable to cover
failures of warranted parts caused by the use of add-on or
modified parts.
How to File a Claim
If you have any questions regarding your warranty rights and
responsibilities, you should contact your nearest authorized
service center or call Sears at 1-800-473-7247.
Where to Get Warranty Service
Warranty services or repairs shall be provided at all Sears
authorized service centers.
Maintenance, Replacement and Repair of
Emission Related Parts
Any Sears approved replacement part used in the
performance of any warranty maintenance or repair on
emission related parts will be provided without charge to the
owner if the part is under warranty.
Length of Coverage 1.
Sears warrants to the initial owner and each subsequent
purchaser that the engine is free from defects in materials
and workmanship which cause the failure of a warranted 2.
part for aperiod of two years.
WHAT IS COVERED
Repair or Replacement of Parts
• Repair or replacement of any warranted part will be
performed at no charge to the owner at an
approved Sears service center.
• If you have any questions regarding your warranty
rights and responsibilities, your should contact your
nearest authorized service center or call Sears at
1-800-473-7247.
Emission Control Warranty Parts List
Fuel Metering System:
a. Carburetor assembly
b. Fuel filter
Air Induction System:
a. Intake manifold
b. Air cleaner
3. Ca!alytic Muffler Assembly (if so equipped),
incJuding:
a. Muffler gasket
b. Exhaust manifold
4. Ignition System
a. Spark plug
b. Ignition module
5. Crankcase Breather Tube
23

GARANTIA.............................. 24
REGLASDESEGURIDAD.................. 25
ENSAMBLAJE........................... 26
FUNCIONAMIENTO.................... 26-30
MANTENIMIENTO..................... 31-34
ESPECIFICACIONESDELPRODUCTO....... 31
ALMACENAMIENTO...................... 35
DIAGNOSTICOSDEAVER[AS.............. 37
GARANTJADEEMISIONES................. 39
PARTES/SERVICIO............ ULTIMAP,&GINA
GARANTIA LIMITADA DE GENERADOR PORTATILE CRAFTSMAN
SEARS garantiza al comprador original que el alternador y el motor para su generador port&til estar&n libres de defectos en
los materiales o la mano de obra para las piezas y el periodo establecido a partir de la fecha de compra original. Esta
garantia no es transferible y se aplica 6nicamente a los generadores port&tiles impulsados pot el motor garantizado
GN Seria de Sears.
Consumidor* Comercial*
Alternador 2 aSos 1 aSo
Motor 2 aSos 1 aSo
*NOTA: Para el prop6sito de esta garantia "Uso de Consumidor" quiere decir uso dom6stico de residencia personal por el
comprador original. "Uso Comerciar' quiere decir todos los otros usos, incluyendo alquiler, construcci6n, comercial y
prop6sitos que producen ganancia. Una vez que un generador ha experimentado uso comercial, de alli en adelente ser&
considerado como un generador de uso comercial para los prop6sitos de esta garantia.
Durante dicho periodo de grantia, SEARS reparar_ o remplazr_ a su opci6n cualquier pieza la cual, al ser examinada por
SEARS, se encuentre que est& defectiosa bajo uso y servicio normales**. Las baterias de arranque no est&n garantizadas
pot SEARS. Todos los costos de tranporte bajo la garantia, incluyendo la devoluci6n a la f&brica si fuera necesario, ser&n
cargados al comprador y prepagados pot 61. Esta grantia no incluye el mantenimiento y servicio normal no se aplica a un
conjunto de generador, alternador o motor, o las piezas que han sido sujetas a instalaci6n a alteraci6n inadecuadads o
desautorizadas, abuso, negligencia, accidentes, sobrecarga, velocidad excesiva, mantenimiento, reparciones o
almacenamiento inadecuados, de modo que, en la opini6n de SEARS, afecten adversamente su rendimiento y confiabilidad.
**Degaste Normal: Como con todos los aparatos el6ctricos, los motores necesitan servicio y reemplazo peri6dico para que
den buen rendimiento. Esta garantia no cubrir& reparaci6n cuando el uso normal ha agotado la duraci6n de una pieza o de
un motor.
No hay ninguna otra garantia expresada. SEARS pot este medio desconoce cualquiera y todas las grantias implicadas,
incluyendo pero no limit&ndose a aquellas de mercantibildad y adaptaci6n para un proposito particular, en la proporci6n
permitada pot la ley. La duraci6n de cualquier garantia implicada la cual no puede set desconocida se limita al periodo de
teimpo segQn se especifica en la garantia expresada. La responsabilidad pot daSos de consequencia, accidentales o
especiales bajo cualquiera o todas las garantias se excluye. Algunos estados no permiten limitaciones sobre c6anto tiempo
una garantia implicada dura, o la exclusion o limitaci6n de daSos accidentales o de consecuencia, de manera que las
limitaciones o exclusiones mencionadas anteriormente pueden no aplicar para usted. Esta garantia le da derechos legales
especificos y usted tambi6n puede tenet otros derechos, los cuales varian de estado a estado.
Para servicio, p6ngase en contaco la instalaci6n de servicio de garantia autorizada m&s cercana de SEARS. El servicio de
garantia puede set Ilevado a cabo solamente pot una instalaci6n de servicio autorizado de SEARS. Esta garantia no se
aplica al servicio dado en ninguna otra instalaci6n. En el momento de solicitar servico de grantia, se debe presentar
evidenca de la fecha de compra original.
SEARS, ROEBUCK AND CO., D/817 WA, Hoffman Estates, IL 60179
24

El escape del motor de este producto contiene I
elementos quimicos, los cuales son reconocidos en el II
Estado de California por producir cdncer, defectos de II
nacimiento u otros da_os de tipo reproductivo. |
_ll PRECAUCI_N! Siempre desconecte el alambrede la bujfa y col6quelo donde no pueda entrar en
contacto con la bujfa, para evitar el arranque
accidental durante la instalaci6n, transporte, ajuste o
reparaci6n de su generador.
iPELIGRO! Este generador est& diseSado para uso
en exteriores 6nicamente. No use este generador en
el interior de ninguna edificaci6n o recinto cerrado,
incluyendo el compartimiento para generador de un
vehiculo recreacional (VR). Podrfan ocurrir incendios
o explosiones. Las modificaciones realizadas por el
usuario, incluyendo ventilaci6n del escape y/o
ventilaci6n de enfriamiento, no eliminar&n el peligro.
Tambi6n, permita que exista al menos dos pies de
distancia alrededor del generador, incluso cuando
est6 operando la unidad en exteriores.
_ll PRECAUClON! Lea este manual y siga todas las
Reglas de Seguridad e Instrucciones de Operaci6n
antes de usar este producto.
•El generador produce un voltaje muy alto, el cual puede
ocasionar descargas el6ctricas extremamente
peligrosas. Evite el contacto con terminales, alambres
pelados o sin recubrimiento, etc. Nunca permita que
personas no calificadas operen o proporcionen servicio
al generador.
•Nunca manipule dispositivos o cordones el6ctricos
cuando se encuentre parado en agua, descalzo o con
los pies o las manos mojadas.
• El C6digo EI6ctrico Nacional exige que el bastidor y las
partes externas conductoras de electricidad del
generador est6n conectadas adecuadamente a una
conexi6n a tierra fisica. Los c6digos el6ctricos locales
tambi6n pueden exigir la conexi6n a tierra adecuada del
generador. Consulte con un electricista local para los
requisitos de conexi6n a tierra en su &rea.
• Opere el generador 6nicamente en superficies niveladas
y donde no se vaya a exponer a humedad excesiva,
suciedad, polvo o vapores corrosivos.
• No utilice en el generador juegos de cordones el6ctricos
que est6n desgastados, pelados, raidos o daSados de
cualquier manera.
• La gasolina es altamente INFLAMABLE y sus vapores
son EXPLOSIVOS. No permita que fumen, que existan
llamas abiertas, chispas o calor a su alrededor cuando
manipule gasolina. Evite regar gasolina sobre un motor
caliente. Cumpla con todas las regulaciones que
requieran almacenamiento y manejo de gasolina.
• No Ilene el tanque de combustible excesivamente.
Siempre permita que exista espacio para la expansi6n
del combustible. Si el tanque est& demasiado Ileno, el
combustible podria rebosarse y caer sobre el motor
caliente y ocasionar un INCENDIO o una EXPLOSION.
• Nunca almacene el generador con combustible en el
tanque, donde los vapores de la gasolina puedan entrar
en contacto con llamas abiertas, chispas o luces de
piloto (como en hornos, calentadores de agua o
secadoras de ropa). Podrfan ocurrir INCENDIOS o
EXPLOSIONES.
• Los gases del escape del generador contienen gas de
mon6xido de carbono MORTAL. Unicamente opere este
equipo al aire libre donde exista ventilaci6n adecuada.
• El motor-generador requiere de un flujo de aire de
enfriamento adecuado para tener un funcionamiento
continuo adecuado. Nunca opere la unidad en el interior
de habitaciones o recintos encerrados donde el flujo de
aire que entra o sale de la unidad pueda ser obstruido.
Deje por Io menos 2 pies de distancia alrededor del
generador, incluso cuando la unidad est6 funcionando
en exteriores, de otra forma podria daSar la unidad.
• Nunca arranque o detenga el motor-generador cuando
tenga cargas el6ctricas conectadas a los tomacorrientes
y los dispositivos conectados est6n ENCENDIDOS.
Arranque el motor y permita que se estabilice antes de
conectar las cargas el6ctricas. Desconecte todas las
cargas el6ctricas antes de apagar el generador.
•Nunca opere el generador:
en la Iluvia; en compartimiento encerrados; si se
recalientan los dispositivos el6ctricos conectados; si se
pierde la salida el6ctrica; si se presentan chispas en el
motor o generador; si se observan llamas o humo
cuando la unidad est& funcionando; si la unidad vibra
excesivamente.
NOTA: Si equipa su motor con un silenciador apagachispas,
el apagachispas deber& ser mantenido en buenas
condiciones de trabajo por parte del propietario/operador.
NOTA: Es requeirdo por ley un contrachispas en el estado
de California (Secci6n 4442 del C6digo de Recursos
P6blicos de California). Otros estados pueden tener leyes
similares. Las leyes federales se aplican en tierras
federales.
_ USQUE ESTE SIMBOLO PARA SENALAR PRECAUCIONES DE SEGURIDAD IMPORTANTES. ESTE
SIGNIFICA "iATENCION!!! iESTE ALERTA!!! SU SEGURIDAD ESTA EN PELIGRO,"
25

PARA RETIRAR EL GENERADOR
DE LA CAJA
•Saque los repuestos que continen ambas cajas y caja de
repuestos incluyendo con generador. Repasar
"Operaci6n en Clima Frio" en la p&gina 29.
CONOZCA SU GENERADOR
• Corte las esquinas en una de las terminaciones de las
caja de envfo y acueste la caja por ese lado.
• Retire el material de empaque, rellenos de la caja, etc.
• Retire el generador de la caja de envfo.
LEA ESTE MANUAL DEL PROPIETARIO Y LAS REGLAS DE SEGURIDAD ANTES DE OPERAR SU GENERADOR.
Compare las ilustraciones con su Generador para familiarizarse con las ubicaciones de los diferentes controles y ajustes.
Conserve este manual para referencias futuras.
Tanque de Combustible
Toma con
Dispositivo de
Seguridad de
120 Voltios AC,
30 Amp
Toma de
120/240 Voltios AC,
20 Amp
Tomas Doble de
120 Voltios AC, 20 Amp
Cortacircuitos (AC) -Cada tomacorriente posee un
cortacircuito para proteger el generador contra sobrecargas
el6ctricas. Los cortacircuitos son del tipo "oprimir para
reposicionar".
Depurador de Aire - Su motor no funcionar&
apropiadamente y se puede daSar si Io hace funcionar
utilizando un depurador de aire sucio.
Interruptor de Marcha/Parado - Deber& estar en la
posici6n "Run" (Marcha) para darle arranque al motor.
Col6quelo en la posici6n "Stop" (Parado) para detener un
motor en funcionamiento.
Palanca del Cebador- Usada cuando se est& dando
arranque a un motor frfo.
Silenciador Apagachispas - El silenciador disminuye el
ruido del motor y est& equipado con una pantalla
apagachispas.
Tanque de Combustible - Capacidad en los 4 galones U.S.
Depurador de Aire
Palanca del Cebador
Interruptor de
Marcha/Parado
Silenciador Apagachispas
Cortacircuitos (AC)
Toma de 120/240 Voltios AC, 20 Amp - Puede ser
utilizada para suministrar energia el6ctrica para el
funcionamiento de hasta 240 Voltios AC a 20 Amps,
monof&sica, 60 Hz, cargas de iluminaci6n el6ctrica,
electrodom6sticos, herramientas y motores. Los conectores
de cierre por giro son necesarios cuando utilice esta toma.
Tomas Doble de 120 Voltios AC, 20 Amp -- Pueden ser
utilizadas para suministrar energia el6ctrica para el
funcionamiento de 120 Voltios AC a 20 Amps, monof&sica,
60 Hz, cargas de iluminaci6n el6ctrica, electrodom6sticos y
motores.
Toma con Dispositivo de Seguridad de 120 Voltios AC,
30 Amp - Puede ser utilizado para suministrar alimentaci6n
el6ctrica para el funcionamiento de cargas del motor,
herramientas, aparatos especiales e iluminaci6n el6trica de
120 Voltios AC a 30 Amperios, monof&sica de 60 Hz.
26

CONTENIDOS DE CAJA
Si hay piezas da_adas o faltantes, Ilame a la linea de ayuda
de generador, tel. 1-808-222-3136.
JUEGOS DE CABLES Y ENCHUFES
CONECTORES
Tomacorriente Doble de 120 Voltios AC
Unicamente use cordones de extensi6n de alta calidad y
con buen aislamiento en los tomacorrientes el6ctricos
dobles de 120 Voltios del generador.
Cada tomacorriente est& protegido contra sobrecargas a
trav6s de un cortacircuito con dispositivo de reposici6n. Use
cada tomacorriente para activar cargas el6ctricas de
120 Voltios AC, monof&sicas de 60 Hz que requieran hasta
2,400 vatios (2.4 kW) a 20 Amperios de corriente.
_ iPRECAUCI_N! A pesar de que cadatomacorriente tiene una capacidad de 120 Voltios a
20 Amperios (2,400 vatios o 2.4 kW), el generador
tan solo tiene una capacidad de 3,800 vatios. Las
cargas de potencia que excedan la capacidad de
vatiaje/amperaje del generador pueden daSarlo o
causar lesiones severas. El total de las cargas con
120 Voltios activadas a trav6s de estos
tomacorrientes no deben exceder los 20 Amperios.
Revise la capacidad de todos los cordones de extensi6n
antes de usarlos. Los juegos de cordones de extensi6n
usados deber&n tener una capacidad de 125 Voltios AC a
20 Amperios, o mayor, para la mayoria de dispositivos. Sin
embargo, es posible que algunos dispositivos no requiera de
este tipo de cord6n de extensi6n. Revise los manuales del
propietario de estos dispositivos para las recomendaciones
del fabricante.
Mantenga los cordones de extensi6n Io m&s corto posible,
preferiblemente menos de 15 pies de largo para evitar la
caida de voltaje y posible recalentamiento de los alambres.
Tomacorriente de 120/240 Voltios AC,
20 Amperios
Este tomacorriente es del tipo NEMA L14-20 y est_
protegido por cortacircuito con dispositivo de reposici6n.
_------240V-------------_
120V-_ 120V---_
__(Neutro)
Se requiere de un enchufe conector compaSero tipo NEMA
L14-20 para usar este tomacorriente. Conecte un juego de
cordones 4 alambres al enchufe y a la carga que desee. El
juego de cordones deber& tener una capacidad de
250 Voltios a 20 Amperios (o mayor).
_PRECAUCION! A pesar de que este tomacorriente
tiene una capacidad de 240 Voltios a 20 Amperios
(4800 vatios o 4.8 kW), el generador tan solo tiene
una capacidad total de 3,800 vatios (3.8 kW). Las
cargas de potencia que excedan la capacidad de
vatiaje/amperaje del generador pueden daSarlo o
causar lesiones severas. Las cargas con 240 Voltios
activadas a trav6s de este tomacorriente no deben
exceder los 20 Amperios.
Tomacorrientes de 120 Voltios AC, 30
Amperios
Use un enchufe tipo NEMA L5-30 con este tomacorriente.
Conecte un juego de cordones de 3 alambres con una
capacidad de 125 Voltios AC a 30 Amperios al enchufe.
Utilice este tomacorriente para operar cargas el6ctricas de
120 Voltios AC, monof&sicas de 60 Hz que requieran hasta
3,600 vatios (3.6 kW) a 30 Amperios de corriente. La toma
est& protegida por un cortacircuito de 30 Amperios con
dispositivo de reposici6n.
Neutro (N)
120V
Cargado (H)
NEMA L5-30 Tierra
(Verde)
27

COMO USAR SU GENERADOR
Si tiene problemas operando su generador, por favor Ilame
a la linea de ayuda para generadores al 1-868-222-3136.
CONEXION A TIERRA DEL
GENERADOR
El C0digo EI6ctrico Nacional exige que el bastidor y las
partes externas conductoras de electricidad de este
generador se encuentren conectadas adecuadamente a una
tierra fisica aprobada. Los c0digos el6ctricos locales
tambi6n podrian exigir la conexi0n a tierra de la unidad.
Para tal prop0sito, se ha suministrado una tuerca mariposa
para conexi0n a tierra en la base del armaz0n.
\
Tuerca Mariposa para
Por Io general, la conexi0n de un alambre de cobre trenzado
No. 12 AWG (American Wire Gauge) a la aleta de conexi0n
a tierra y a una barra de conexi0n a tierra de cobre o bronce
(electrodo) proporciona una protecci0n adecuada contra las
descargas el6ctricas. Sin embargo, los c0digos locales
pueden variar substancialmente. Consulte con un electricista
local para conocer los requisitos de conexi0n a tierra de su
&rea.
La conexi0n a tierra adecuada del generador ayudar& a
evitar las descargas el6ctricas en el caso de que exista una
condici0n de falla a tierra en el generador o en los
dispositivos el6ctricos conectados. La conexi0n a tierra
adecuada tambi6n ayuda a disipar la electricidad est&tica, la
cual se acumula frecuentemente en dispositivos no
conectados a tierra.
ANTES DE DARLE ARRANQUE AL
GENERADOR
Para operar el motor, deber& hacer Io siguiente:
AOada Aceite al Motor
NOTA: Cuando aOada aceite a la caja del cigLieOal del
motor en el futuro, 6nicamente use aceite detergente de alta
calidad con la clasificaci0n de servicio SF o SG de API, con
un peso de 30 SAE. No use aditivos especiales.
Seleccione el grado de viscosidad del aceite de acuerdo con
la temperatura de funcionamiento que espera tener. No use
10W-40.
• Por encima de 40°F, use SAE 10W-30 o SAE 30.
•Por debajo de 40°F, use sint6tico 5W-20 o 5W-30.
mm m
b'_lriH'_jill iI, ilkvAl,ll#_[I l,,i_vAlBtflj
>F -20 0 20 32 40 60 80 100
'c- 0 -2'o Jo O 1'o 2'0 4'o
Temperaturas de Uso Esperadas
A pesar de que los aceites de m61tiple viscosidad (5W30,
10W30, etc.) mejoran el arranque en clima frio, estos
pueden producir un aumento en el consumo de aceite
cuando son usados por encima de 32°F. Revise el nivel de
aceite de su motor m&s frecuentemente para evitar el
posible daho del motor debido al funcionamiento del mismo
con un bajo nivel de aceite.
• Coloque el generador sobre una superficie nivelada.
• El _rea limpia alrededor de aceite amarillo Ilena la tapa.
Quite el aceite Ilena la tapa.
• Llene lentamente motor con aceite por el aceite Ilena
abrir hasta que el nivel de aceite sea al grano de
derramar.
• Instale aceite amarillo Ilena la tapa y el dedo aprieta
seguramente.
• Verifique el nivel de aceite de motor antes de comenzar
cada vez despu6s. Si el nivel de aceite est_ debajo del
punto de derramar, Ilena al nivel apropiado.
Agregue Gasolina
_ ADVERTENClA! Nunca Ilene el tanque del
combustible en recintos cerrados. Nunca Ilene el
tanque del combustible cuando el motor est6 en
funcionamiento o caliente. NO encienda cigarrillos o
fume cuando est6 Ilenando el tanque del combustible.
_PRECAUCION! No Ilene excesivamente el tanquede combustible. Deje suficiente espacio para la
expansion del combustible.
• Use gasolina regular SIN CONTENIDO DE PLOMO en
el generador. No use gasolina premium. NO mezcle
aceite con gasolina.
• Limpie el &rea alrededor de la tapa de Ilenado; retire la
tapa.
• Llene el tanque con gasolina regular sin contenido de
plomo. Sea cuidadoso de no Ilenar en exceso. Deje
aproximadamente 1/2" de espacio entre la parte inferior
de la abertura de Ilenado y el nivel del combustible para
permitir su expansion.
Espacio de Aire
1/2" Tanque
Combustible
28

• Instale la tapa del combustible y limpie cualquier
derrame de gasolina.
IMPORTANTE: Es importante evitar la formaci6n de
dep6sitos de goma en las partes esenciales del sistema de
combustible como en el carburador, filtro del combustible,
manguera del combustible o tanque, durante su
almacenamiento. Adem&s, la experiencia nos dice que los
combustibles con mezclas de alcohol (llamados gasohol,
etanol o metanol) pueden atraer la humedad, la cual
produce la separaci6n y formaci6n de &cidos durante el
almacenamiento. La gasolina &cida puede dafiar el sistema
de combustible de un motor durante su almacenamiento.
Para evitar problemas en el motor, deber& vaciar el sistema
de combustible antes de periodos de almacenamiento de
30 dias o m_s. Vea "Almacenamiento" en la p_gina 35.
Nunca use productos para limpiar motores o carburadores
en el tanque del combustible; si Io hace ocurrir&n dafios
permanentes.
PARA ENCENDER EL MOTOR
_PRECAUCION! Nunca haga funcionar el motor enrecintos encerrados o en &reas encerradas con poca
ventilaci6n. El escape del motor contiene mon6xido
de carbono, un gas letal e inodoro.
_iADVERTENCIA! La temperatura del silenciador ylas &reas pr6ximas pueden exceder los 150°F (65°C).
Evite dichas &reas.
• Desconecte todas las cargas el6ctricas de las
tomacorrientes del generador antes de arrancar el motor.
Nunca arranque o detenga el motor teniendo
dispositivos el6ctricos conectados y encendidos en los
tomacorrientes del panel.
• Abra la v&lvula de combustible.
_Tanque del
Combustible
• Coloque el interruptor Run/Stop (Funcionamiento/
Parada) en la posici6n de "Run".
M&xima Funcionamiento
Media
//
• Agarre la manija del arranque y halela lentamente hasta
que sienta cierta resistencia. Deje que la cuerda regrese
lentamente. Despu6s, tire de la cuerda con un
movimiento r&pido del brazo. Deje que la cuerda regrese
lentamente. No permita que la cuerda "rebote
violentamente" contra arranque.
• Cuando el motor arranque, mueva la palanca del
cebador a la "Media" estrangulaci6n" hasta que el motor
funcione suavemente y despu6s muevala a la posici6n
de "Funcionamiento".
NOTA: Si el motor no arranca despu6s de 3 intentos,
mueva la palanca del cebador a la posici6n de
"Funcionamiento" y hale de nuevo la cuerda del arranque.
NOTA: Si aun asi el motor no arranca, revise si el nivel de
aciete de la caja del cigue_al es adecuado. Esta unidad est&
equipada con un Sistema de Apagado por Bajo Nivel de
Aceite.
NOTA: Si el motor se dispara y deja de funcionar, mueva la
palanca de cebador a la posici6n de "M_xima"
estrangulacion y repita las instrucciones de arranque.
OPERACION EN CLIMA FRIO
Es posible que se forme hielo en su generador y/o el
sistema de desfogue de la caja del cigLie_al bajo ciertas
condiciones clim&ticas (temperaturas por debajo de 40°F
[4°C] y un punto de condensaci6n elevado). En caso de
emergencia, utilice la caja de envio original como protecci6n
para el generador:
• Corte las tapas y uno de los lados largos de la caja con
el fin de dejar expuesta la parte de la unidad donde va el
escape.Corte las ranuras correspondientes para tener
acceso a los tomacorrientes de la unidad.
Viento
Mueva la Palanca Del Cebador del motor a la posicion
de "M_xima" estrangulacion.
29

• Encienda la unidad y despu6s coloque la caja sobre ella.
AsegQrese de que exista un minimo de dos pies de
separaci6n entre la parte abierta de la caja y el objeto
m_s cercano.
IMPORTANTE: Retire la protecci6n cuando la temperatura
est6 por encima de los 40°F [4°C].
Para tener una protecci6n m&s permanente, construya una
estructura que encierre tres lados y la parte superior del
generador. AsegQrese de dejar expuesto toda la parte del
silenciador, con dos pies de separaci6n entre la parte
abierta de la caja y el objeto m&s cercano. Coloque el lado
expuesto lejos del viento y los elementos.
SISTEMA DE PARADA POR BAJA
PRESION DEL ACEITE
El motor est& equipiado con un sensor de baja presi6n del
aceite que para autom&ticamente el motor cuando la presi6n
del aceite cae por debajo de 6 psi. Si el motor para por si
mismo y el tanque de combustible tiene suficiente gasolina,
chequee el nivel de aceite en el motor.
Arranque Inicial
El sistema de parada tiene una demora incorporada para
permitir que la presi6n del aceite aumente durante el
arranque. Esta demora permite que el motor marche
durante unos 10 segundos antes de detectar la presi6n del
aceite.
Deteccibn de Baja Presibn
Si el sistema detecta baja presi6n del aceite durante la
operaci6n, el motor va a parar. Cuando para el sistema, se
ENCIENDE la lamparilla de bajo nivel de aceite. Sin
embargo, esta lamparilla se APGA una vez que el motor
deja de girar. Ver el diagrama esquem&tico.
Volviendo a Arrancar
Si trata de volver a arrancar el motor dentro de los
10 segundos luego que ha parado, el motor quiz&s NO
arranque. El sistema necesita entre 5 y 10 segundos para
reponerse.
GUIA DE REFERENCIA DE VATIAJE
Uso Recreativo/Domdstico
Herramienta/Artefacto ................. Watts
Radio AM/FM con reloj .................... 50
Bombillo de luz ......................... 100
Ventilador ............................. 200
Televisor de color, 20" . .................. 400
*Congeladora .......................... 500
Computadora personal y monitor de 15". ..... 800
*Ventilador de horno de 1/3 hp ............. 800
Homo de microondas .................... 800
*Refrigeradora de 18 pies cebicos .......... 800
Bomba de sumidero .................... 1000
Sart_n el6ctrica ........................ 1250
*Bomba de agua de pozo de 1/2 hp ........ 1400
*Acondicionador de aire tipo ventana,
12.000 Btu ........................... 1400
Calefactor de ambiente .................. 1800
Calentador el_ctrico de agua ............. 4000
Si vuelve a arrancar el motor luego de tal parada sin antes
haber corregido la baja presi6n del aceite, el motor va a
funcionar durante unos 10 segundos como se describe
arriba, y luego va a parar.
NO SOBRERECARGE EL
GENERADOR
El sobrecargar un generador en exceso de su capacidad
clasificada de vatiaje puede resultar en daSo al generador y
a los dispositivos el6ctricos conectados al mismo. Siga Io
siguiente para prevenir sobrecarga la unidad.
• Sume el vatiaje total de todos los aparatos que se van a
conectar al mismo tiempo. Este total NO debe ser mayor
que la capacidad de vatiaje del generador.
• El vatiaje nominal de las luces pueden tomarse de las
bombillas el6ctricas. El vatiaje nominal de las
herramientas, electrodom6sticos y motores pueden
usualmente encontrarse en una placa de datos o
calcomania pegada en el aparato.
• Si el electrodom6stico o el motor no tienen el vatiaje,
multiplique voltios por la potencia de amperio para
determinar los vatios (voltios x amps = vatios).
• Algunos motores el6ctricos, tales como los de tipo de
inducci6n, requieren como 3 veces y media m&s de
vatios de potencia para arrancar que para funcionar.
Esta sobrecarga moment&nea de energia dura
solamente por unos pocos segundos cuando se
arrancan dichos motores. Cerci6rese de dar tiempo para
este vatiaje alto de arranque cuando se eligen los
aparatos el6ctricos para conectar a sus generador.
Primero calcule los vatios que se necesitan para
arrancar el motor m&s grande. Agregue a esa cifra los
vatios de funcionamiento de todas las otras cargas
conectadas.
La GUIA a continuaci6n se provee para asistirlo en
determinar cuantas piezas su generador puede operar al
mismo tiempo.
Uso de Profesionales/Contratistas
Herramienta/Artefacto ................. Watts
*Pulverizador no neum_tico de 1/3 hp ........ 600
Taladro de percusi6n de 3/8" . ............. 600
Sawzall® de velocidad variable ............. 960
Taladro el6ctrico de 1/2". ................ 1000
L&mpara de trabajo de cuarzo-hal6geno ..... 1000
Lijadora de correa ...................... 1200
Sierra circular de 7.1/4" . ................ 1500
Sierra a tornillo sin fin de 7.1/4" . .......... 1600
*Compresor de aire de 1.1/2 hp ........... 1800
*Sierra el6ctrica tipo inglete de 10". ........ 1800
Amoladora de banco de 6" . .............. 1800
*Cepilladora de mesa de 6". .............. 1800
*Sierra de brazo radial/de mesa de 10". ..... 2000
Soldadora de alambre ................... 2400
*para el arranque de este dispositivo, tome en
cuenta 3 veces los watts listados
30

RESPONSIBILADES DEL CLIENTE
Trabajo de Mantenimiento
Revise el de Acietel
Cambie el aceite del motor _:
Umpie la Malla del Apagachispas
Servido para El Depurador de Aire
Servido para El Depurador de Aire
Ajuste del Espacio Libre de
La Valvula
Reemplazo de La Bujfa
Reajuste del par los
pernos de cabezal
Cada 8 Horas o Cada 25 Horas Cada 50 Horas Cada 100 Horas o Cada ASo
Diariamente o Estacional o Estacional Estacional
X
Cambie el aciete despu6s de las pimeras 8 horas de operaci6n, despu6s cada 50 horas.
* Cada 25 horas si funciona bajo carga pesada o altas temperaturas ambientes.
** Limpie m&s frecuentemente bajo condiciones polvorientas o cuando est6n presentes residuos aerotransportados.
*** Tras las primeras 50 horas de funcionamiento, deber& reajustar el par de los pernos de cabezal.
ESPECIFICATIONES del PRODUCTO
Especificaciones del Generador
Potencia M&xima .................. 3800 vaitos (3.8 kW)
Voltaje Nominal AC ................ 120/240 Voltios
Corriente M&xima AC
a 240 Voltios ................... 15.8 Amperios
a 120 Voltios ................... 31.6 Amperios
Frecuencia Nominal ............... 60Hz a 3600 rpm
Fase ........................... Monof&sica
Especificaciones del Motor
Caballos de Fuerza ................ 7.8 CP
Desplazamiento .................. 220cc
Bujfa
Tipo: ....................... Champion RC12YC
o equivalente
Calibrar Separaci6n a: ............. 0.030 pulgadas
(0.76mm)
Capacidad de Gasolina ............. 4 galones
americanos
Tipo de Aceite
Above 40° F ................ SAE 30 o10W-30
Below 40 ° F ................ Sint6tico 5W-20 o
5W-30
RECOMENDACIONES GENERALES
La garantfa de el Generador no cubre los elementos que
hayan sido sujetos a abuso o negligencia del operador. Para
recibir un cubrimiento completo de la garantfa el operador
debe seguir las pautas descritas en este manual. Algunos
ajustes ser&n necesarios peri6dicamente para mantener
apropiadamente su generador.
Todos los ajustes de la secci6n de Servicio y Ajustes de este
manual deben ser hechos al menos una vez por temporada.
NOTA: Una vez al aSo debe reemplazar la bujfa y limpiar o
reemplazar el filtro de aire. Una bujfa nueva y un filtro de
aire limpio aseguran una mezcla de aire- combustible
apropiada y le ayuda a su motor a funcionar mejor y a durar
m_s.
_PRECAUCI_)N! Desconecte el cable de la bujia y
coloquelo donde no entre en contacto con la bujia
antes de trabajar en su generador.
MANTENIMIENTO del GENERADOR
El mantenimiento del generador consiste en conservar la
unidad limpia y seca. Opere y almacene la unidad en un
ambiente limpio y seco donde no ser& expuesta al polvo,
suciedad, humedad o vapores corrosivos. Las ranuras del
aire de enfriamiento del generador no deben estar tapadas
con nieve, hojas, o cualquier otro material extraSos.
Revise frecuentemente la limpieza del generador y Ifmpielo
cuando est6 con polvo, sucio, con aceite, humedad, o
cuando otras substancias extraSas sean visibles en su
superficie exterior.
NOTA: NO recomendamos utilizar la manguera del jardfn
para limpiar el generador. El agua puede entrar al sistema
de combustible del motor y causar problemas. Adem&s, si el
agua entra al generador a trav6s de las ranuras del aire de
enfriamiento, parte del agua ser& retenida en los huecos y
desquebrajaduras del aislamiento del devanado del rotor y
el estator. La acumulaci6n de agua y suciedad en los
devanados internos del generador eventualmente disminuir&
la resistencia al aislamiento de esos devanados.
31

Para limpiar el Generador:
• Utilice un trapo h_medo para limpiar las superficies
exteriores.
• Puede usar un cepillo de cerdas suaves para retirar la
suciedad endurecida, aceite, etc.
• Puede usar una m_quina aspiradora para eliminar
suciedad y residuos sueltos.
• Puede usar aire a baja presi6n (que no exceda los
25 psi) para eliminar la suciedad. Inspeccione las
ranuras para aire de enfriamiento y la apertura del
generador. Estas aperturas deber&n mantenerse limpias
y despejadas.
,_ iPRECAUCI6N! Nunca inserte objetos o
herramientas a trav6s de las ranuras de enfriamiento
de aire, incluso si el motor no est& en funcionamiento.
MANTENIMIENTO DEL MOTOR
_PELIGRO! SIEMPRE desconecte el alambre de labujfa y mant6ngalo alejado de la misma cuando
trabaje en el generador.
Revisibn del Nivel de Aceite
El nivel de aceite deber& revisarse antes de cada uso o por
Io menos cada 8 horas de operaci6n. Conserve el nivel de
aceite adecuado.
Cambio de Aceite del Motor y Filtro
Cambie el aceite despu6s de las primeras 8 horas de
operaci6n. Cambie el aceite y el filtro cada 50 horas de ese
momento en adelante. Si est& utilizando su generador bajo
condiciones de extrema suciedad o polvo, o en un clima
demasiado caliente, haga el cambio de aceite m&s
frecuentemente.
Cambie el aceite cuando el motor todavia se encuentre
caliente despuds del funcionamiento, como se indica a
continuaci6n:
• Limpie el &rea alrededor del tap6n para drenaje de
aceite.
• Retire el tap6n de drenaje de aceite y el tap6n de
Ilenado del aceite y drene el aceite por completo en un
recipiente adecuado.
• Cuando haya drenado el aceite completamente, instale
el tap6n para drenaje de aceite y apri6telo firmemente.
• Coloque un recipiente adecuado por debajo del filtro de
aceite y retire el filtro gir&ndolo en sentido contrario a las
manecillas del reloj. Desc&rtelo cumpliendo con las leyes
locales.
• Cubra con aceite de motor el empaque del filtro nuevo.
Gire el filtro en sentido de las manecillas del reloj hasta
que el empaque se ponga en estrecho contacto con el
adaptador del filtro. Despu6s apriete 3/4 de vuelta m&s.
• Llene con el aceite recomendado. (Vea "Antes de Poner
en Marcha el Generador" en la p&gina 28 para las
recomendaciones del aceite).
• Instale el tap6n de Ilenado del aceite y aseg_relo.
• Limpie cualquier derrame de aceite.
Limpie/reemplace La Bujia
Cambie la bujfa cada 100 horas de operaci6n o una vez al
aSo, Io que suceda primero. Esto ayudar& a su motor a
arrancar m&s f&cilmente y a funcionar mejor. Para su
reemplazo, use bujfas champion RC12YC o una de tipo
equivalente.
• Limpie el &rea alrededor de la bujfa.
• Retire y revise la bujfa.
• Revise la separaci6n del electrodo con un calibrador de
alambre y ajuste la separaci6n a 0.030 pulgadas
(0.76mm) si es necesario.
Reemplace la bujfa si los electrodos est&n picados,
quemados o si la porcelana est& rota. Para su
reemplazo, Qnicamente utilice Champion RC12YC o una
de tipo equivalente.
Vuelva a Apretar los Pernos de Cabeza
Usted deber_ volver a apretar los pernos de cabeza a
6.9 kg.-m (44 ft.-Ibs.) despu6s de las primeras 50 horas de
operaci6n.
IMPORTANTE: Si no se siente seguro haciendo este
procedimiento, o no tiene las herramientas indicadas, por
favor Ileve su generador al centro de servicio m&s cercano
para hacer ajustar la separaci6n de las v&lvulas. Este es un
paso muy importante para garantizar la vida Qtil prolongada
de su motor.
NOTA: Tan solo Ileve a cabo este ajuste despu6s de las
primeras 50 horas de operaci6n. Los pernos de cabeza no
necesitar&n ajustes adicionales.
• La secuencia de apretamiento es la siguiente: A, B, C,
D, E (siguiendo un patr6n alternante).
D
AE
C
32

Proporcione Servicio al Depurador de Aire
Su motor no funcionar_ correctamente y podria resultar
daSado si Io hace funcionar con un depurador de aire sucio.
Limpie o reemplace el filtro de papel del depurador de aire
cada 50 horas de operaci6n o una vez al aSo, Io que suceda
primero. Limpielo o reempl&celo m&s a menudo si la unidad
funciona bajo condiciones de suciedad o polvo excesivo.
Limpie el predepurador de espuma cada 25 horas de
operaci6n o m&s pronto si est& bajo condiciones de
suciedad.
Para limpiar o reemplazar el predepurador de espuma:
• Retire la cubierta del depurador de aire, despu6s el
prefiltro de espuma.
• Lave el predepurador en agua jabonosa. Exprima el
predepurador en un trapo limpio y seco (NO
RETUERZA).
• Limpie la cubierta del depurador de aire antes de
instalarla.
Para limpiar o reemplazar el filtro del aire de papeh
FILTRO DE
PAPEL
PREFILTRO
DE ESPUMA
• Retire la cubierta del depurador de aire; despu6s retire el
prefiltro de espuma (dele servicio si es necesario) y
retire del filtro de papel.
• Limpie el filtro de papel golpe&ndolo suavemente sobre
una superficie s61ida. Si el filtro est& demasiado sucio,
reempl&celo por uno nuevo. Deseche adecuadamente el
filtro viejo.
• Limpie la cubierta del depurador de aire, despu6s
introduzca el predepurador en la cubierta. Luego
introduzca el filtro nuevo de papel dentro de la cubierta
para sostener el predepurador en su sitio y m6nte todoa
a la base del depurador de aire.
NOTA: Si necesita oredenar un filtro de papel nuevo, por
favor Ilame al 1-800-366-PART.
Limpie la Pantalla Apagachispas
El silenciador del escape del motor posee una pantalla
apagachispas. Inspeccione y limpie la pantalla cada
100 horas de operaci6n o una vez al aSo, Io que suceda
primero.
NOTA: El generador tendr& que tener un apagachispas si Io
usa en terrenos no tratados cubiertos de monte, maleza o
pasto. El apagachispas deber& ser mantenido en buenas
condiciones por parte del propietario/operador.
Limpie e inspeccione el apagachispas de la siguiente
manera:
• Para retirar la protecci6n del silenciador, retire los cuatro
tornillos que conectan la protecci6n a la m6nsula del
silenciador.
MALLA DE
APAGACHISPAS
SILENCIADOR PANTALLA
TERMICA
• Retire los cuatro tornillos que sostienen la pantalla
apagachispas.
• Inspeccione la pantalla y reempl&cela si est& rota,
perforada o daSada. NO USE pantallas defectuosas. Si
la pantalla no est& daSada, limpiela con un disolvente
comercial.
• Vuelva a instalar la pantalla y la protecci6n del
silenciador.
Ajuste de la Separacibn de las V_lvulas
Despu6s de las primeras 50 horas de funcionamiento
deber& ajustar la separaci6n de las v&lvulas del motor.
IMPORTANTE: Si no se siente seguro haciendo este
procedimiento, o no tiene las herramientas indicadas, por
favor Ileve su generador al centro de servicio m&s cercano
para hacer ajustar la separaci6n de las v&lvulas. Este es un
paso muy importante para garantizar la vida 6til prolongada
de su motor.
Para ajustar la separacibn de las vblvulas:
• Aseg6rese de que el motor est6 a temperatura ambiente.
• Aseg6rese de que el alambre de la bujfa haya sido
desconectado y est6 alejado de la bujfa.
• Retire el tubo del respiradero de la cubierta de las
v&lvulas.
• Retire los cuatro tornillos que est&n conectando la
cubierta de las v&lvulas utilizando un destornillador
philips #2 6 3.
33

• Aseg6rese de que el pist6n est6 en el Punto Muerto
Superior (PMS) de su recorrido de compresi6n (ambas
v&lvulas cerradas). Para Ilevar el pist6n al punto muerto
superior, hale la manija de retroceso lentamente
observando el pist6n a trav6s del orificio de la bujfa. A
medida que hale la manija de retroceso el pist6n deber&
moverse hacia arriba y abajo. El pist6n estar& en el
Punto Muerto Superior cuando se encuentre en la
posici6n m&s superior posible.
• Suelte la contratuerca del brazo oscilante utilizando
unallave de 10 mm. Use una Ilave allen de 8 mm para
girar el pasador de bola pivote mientras revisa la
separaci6n entre el brazo oscilante y el v&stago de la
v&lvula utilizando un calibrador de cinta. La separaci6n
correcta es de 0.002-0.004 pulgadas (0.05-0.1 mm).
Calibrador
Llave Allen de Cinta
(_ Suelte la
Contratuerca
Cuando la separaci6n de las v&lvulas sea la correcta,
sostenga el pasador de bola pivote en su posici6n con la
Ilave allen y apriete la contratuerca del brazo oscilante.
Apriete la contratuerca a 165-183 pulgadas-libras de
torque. Despu6s de apretar la contratuerca, vuelva a
revisar la separaci6n de las v&lvulas para asegurarse de
que esta no ha cambiado.
• Vuelva a instalar la cubierta de las v&lvulas: NOTA:
Comience a atornillar todos los cuatro tornillos antes de
apretarlos o no podr& colocarlos en su lugar. NOTA:
Aseg6rese de que el empaque entre la cubierta de las
v&lvulas y la cabeza del cilindro est6 en su lugar.
• Vuelva a instalar el tubo del respiradero.
• Vuelva a conectar el alambre de la bujfa.
34

GENERALIDADES
El generador deber& ser encendido al menos una vez cada
siete dfas y deber& dejarlo funcionar al menos durante
30 minutos. Si no puede hacer esto y debe almacenar la
unidad por m&s de 30 dias, siga las siguientes instrucciones
para preparar su unidad para almacenamiento.
_ iADVERTENCIA! Nunca almacene el motor con
combustible en el tanque en recintos cerrados o en
&reas encerradas con poca ventilaci6n donde los
vapores puedan alcanzar llamas abiertas, chispa o
luz de piloto como en un horno, calentador de agua,
secadora de ropa u otro aparato de gas.
ALMACENAMIENTO PARA
PERIODOS PROLONGADOS
Es importante evitar que se formen dep6sitos de goma en
las partes esenciales del sistema de combustible, como el
carburador, filtro de combustible, manguera o tanque de
combustible, durante el almacenamiento. Tambi6n, la
experiencia indica que los combustibles con mezclas de
alcohol (llamados gasohol, etanol o metanol) pueden atraer
humedad, la cual Ileva a la separaci6n y formaci6n de
&cidos durante el almacenamiento. El gas &cido puede
daSar el sistema de combustible de un motor durante su
almacenamiento.
Para evitar problemas del motor, el sistema de combustible
deber& desocuparse antes de un almacenamiento de
30 dias o m&s. Siga estas instrucciones:
Proteja el Sistema de Combustible
• Retire toda la gasolina del tanque de combustible para
evitar que se formen dep6sitos de goma en estas partes
y causen posible mal funcionamiento del motor.
_iADVERTENCIA! Drene el combustible dentro de
un recipiente adecuado, lejos de llamas abiertas yen
lugares al aire libre. AsegQrese de que el motor est6
frfo. No fume.
• Haga funcionar el motor hasta que se detenga por la
falta de combustible.
Cambio de Aceite
Con el motor todavfa caliente, drene el aceite de la caja del
cigQeSal. Vuelva a Ilenarlo con el grado de aceite
recomendado.
Aceite el Di&metro Interior del Cilindro
• Retire la bujfa y rocie aproximadamente ½ onza (15 ml)
de aceite para motor dentro del cilindro. Cubra el orificio
de la bujia con un trapo. Haga girar el motor lentamente
para distribuir el aceite.
_PRECAUCION! Evite el rociado del orificio de la
bujfa cuando est6 girando el motor lentamente.
• Instale la bujfa. No conecte el alambre de la bujfa.
GENERADOR:
Limpie el generador como est& descrito en la p&gina 32
("Para Limpiar el Generador").
Revise que las ranuras para el aire de enfriamiento y las
aperturas del generador se encuentren abiertas y
despejadas.
OTRAS SUGERENCIAS PARA EL
ALMACENAMIENTO:
• No almacene gasolina de una estaci6n a otra.
• Reemplace la caneca de gasolina si comienza a
oxidarse. El 6xido y/o la suciedad en la gasolina le
causar& problemas.
• Si es posible, almacene su unidad en un recinto
encerrado y cQbrala para protegerla del polvo y la
suciedad. ASEGURESE DE VACIAR EL TANQUE DEL
COMBUSTIBLE.
• Cubra su unidad con una cubierta de protecci6n
adecuada que no retenga humedad.
_PELIGRO! Nunca cubra su generador cuando elmotor y el &rea del escape est6n calientes.
• Almacene la unidad en un &rea limpia y seca.
DIAGRAMA DE ALAMBRADOS y Para Lista de Partes -
yea el manual en Ingl6s.
35

36

PROBLEMO ACClON
1. Reposicioneelinterruptor.
El motor estb funcionando
pero no existe salida de
CA disponsible,
El motor funciona bien sin
carga pero "funciona mal"
cuando se le contectan
cargas,
CAUSA
1. El interruptor autom_tico de
circuito est& abierto.
2. Averia en el generador.
3. Conexi6n mal o defectuosa del
juego de cables.
4. El dispositivo conectado est&
dafiado.
1. Corto circuito en una de las cargas
conectadas.
2. Velocidad del motor es muy lenta.
3. El generador est& sobrecarga.
4. Circuito del generador en corto.
1. Interruptor Run/Stop poscioando
en "Stop".
2. Depurador de aire sucio.
3. Sin gasolina.
4. Gasolina vieja.
5. El cable de la bujia no esta en
2. Contacte el Departmento de
Servicio Sears.
3. Revise y repare.
4. Conecte otro dispositivo que est6
buenas condiciones.
1. Desconecte la carga el6ctrica en
corto.
2. Contacte el Departmento de
Servicio Sears.
3. Vea"No Sobrerecarque el
Generador" en la p_gina 30.
4. Contacte el Departmento de
Servicio Sears.
1. Coloque del interruptor en "Run".
2. Limpie o reemplace el depurador
de aire.
3. LI6nelo con combustible fresco.
4. Drene el tanque de gasolina;
II_nelo con combustible fresco.
5. Conecte el cable a la bujia.
El motor no se enciende; o
se enciende y funciona
mal,
.
7.
8.
9.
10.
11.
malas la bujia.
Bujia defectuosa.
Agua en la gasolina.
Sobrecebado.
Mezcla de combustible
excesivamente rica.
La v_lvula de corte de
combustible.
La v_lvula de entrada est&
atascada est& cerrada.
6. Reemplace la bujia.
7. Drene el tanque de gasolina;
116nelocon combustible fresco.
8. Abra por completo el cebador y
haga girar el motor.
9. Contacte el Departmento de
Servicio Sears.
10. Contacte el Departmento de
Servico Sears.
11. Contacte el Departmento de
Servicio Sears.
El motor se apaga en
pleno funcionamiento.
AI motor le hace falta
potencia.
El motor "no funciona
continuamente" o se
detiene,
12. El motor ha perdido compresi6n.
1. Sin gasolina.
2. Nivel de aceite bajo.
1. La carga es muy alta.
2. Filtro de aire sucio.
1. El cebador fue abierto muy
rapidamente.
12. Contacte el Departmento de
Servicio Sears.
1. Llene el tanque de combustible.
2. Llene de caja del cigQefial al nivel
correcto.
1. Vea"No Sobrerecarque el
Generador" la p&gina 30.
2. Reemplace el filtro de aire.
1. Mueva el cebador a la posici6n
intermedia hasta que el motor
funcione suavemente.
Contacte el Departmento de
Servicio Sears.
2. Carburador con mezcla de aire-
combustible muy rica o muy pobre.
.
37

38

Sus Obligaciones y Derechos de Garantia
La Junta Directiva de Recursos Ambientales de California ("CARB")
ySears Roebuck and Co. USA, tienen el gusto de explicar la
Garantia del Sistema de Control de Emisiones de su motor (motor)
pequeno ano 2000 y modelos posteriores. En California, los
motores nuevos deben ser dise_ados, fabricados yequipados para
cumplir con los estrictos estandares anti-poluci6n del Estado. Sears
debera garantizar el sistema de control de emisiones de su motor
por los periodos de tiempo enlistados a continuaci6n, con tal de
que no haya habido abuso, negligencia o mantenimiento
inadecuado de su motor.
Su sistema de control de emisiones incluye partes como el
carburador y el sistema de ignici6n.
Donde exista una condici6n que se pueda garantizar, Sears
reparara su motor sin costo alguno para usted. Los gastos
cubiertos bajo la garantfa incluyen diagn6stico, partes y mane de
obra.
Cubrimiento de Garantia del Fabricante
Los motores modelo a_o 2000 y posteriores estan garantizados per
dos aSos. Si alguna parte de su motor relacionada con las
emisiones (lista a continuaci6n) es defectuosa, 6sta sera
remplazada o reparada per Sears.
Resp.onsabilidades de Garantia del
Propietario
Come propietario del motor, usted es responsable de la realizaci6n
del mantenimiento requerido enlistado en este manual del
propietario. Sears le recomienda conservar todos los recibos que
cubran el mantenimiento de su motor. Sin embargo, Sears no
puede negar los derechos de garantia tan solo debido a la falta de
los recibos o per que no se haya asegurado de realizar todo el
mantenimiento programado.
Come propietario del motor, usted debe saber que Sears puede
negar el cubrimiento de la garantfa si su motor, o una parte del
mismo, ha fallado debido a abuse, negligencia, mantenimiento
inadecuado, modificaciones no aprobadas, o per el use de partes
que no hayan side fabricadas o aprobadas per el fabricante original
del equipo.
Usted es responsable de Ilevar su motor a un centre de reparaci6n
autorizado Sears tan pronto come aparezca el problema. Las
reparaciones de garantia deberan terminarse en un perfodo de
tiempo razonable, que no exceda los 30 dfas.
Si tiene preguntas acerca de sus responsabilidades y derechos de
garantia, debera ponerse en contacto con su centre de servicio
autorizado mas cercano o Ilamar a Sears al 1-800-473-7247.
Fecha de Inicio de la Garantia
El periodo de la garantfa comienza en la fecha de entrega del
motor.
Duracion del Cubrimiento
Sears garantiza al propietario inicial y a cada comprador
subsecuente, que el motor esta libre de defectos en materiales y
mane de obra que puedan causar falla de la parte garantizada per
un perfodo de dos aSos.
QUE ESTA CUBIERTO
Reparacibn o Remplazo de Partes
• La reparaci6n oel remplazo de cualquier parte garantizada se
realizara sin ningSn costo para el propietario en un centro de
servicio aprobado Sears.
• Si tiene preguntas acerca de sus responsabilidades y derechos
de garantfa, debera ponerse en contacto con su centro de
servicio autorizado mas cercano o Ilamar a Sears al
1-800-473-7247.
Periodo de Garantia
Cualquier parte garantizada que no haya sido programada para
reemplazo como mantenimiento requerido, o que est6 programada
_nicamente para inspecci6n bajo la condici6n de "repare o
remplace cuando sea necesario", sera garantizada por 2 aSos.
Cualquier parte garantizada que est6 programada para reemplazo
segSn el mantenimiento requerido sera garantizada por el perfodo
de tiempo hasta su primer remplazo programado.
Diagnbstico
No se le cobrara al propietario los costos del trabajo diagn6stico
que Ileve a la conclusi6n de que la parte garantizada es
defectuosa, si dicho trabajo diagn6stico es hecho en un centro de
servicio Sears aprobado.
DaSos Consecuenciales
Sears puede ser responsable por daSos a otros componentes del
motor causados per la falla de una parte garantizada que aQn esta
bajo garantfa.
QUE NO ESTA CUBIERTO
No seran cubiertas las fallas causadas por abuso, negligencia o
mantenimiento inadecuado.
Partes Agregadas o Modificadas
El uso de partes agregadas o modificadas puede ser motivo
suficiente para negar reclamos bajo garantfa. Sears no es
responsable de cubrir fallas de partes garantizadas causadas por el
uso de partes agregadas o modificadas.
Cbmo Presentar un Reclamo
Si tiene preguntas acerca de sus responsabilidades y derechos de
garantia, debera ponerse en contacto con su centro de servicio
autorizado mas cercano o Ilamar a Sears al 1-800-473-7247.
Donde se Obtiene el Servicio de Garantia
Las reparaciones o servicios de garantia seran proporcionados en
todos los centros de servicio autorizados Sears.
Mantenimiento, Remplazo y Reparacibn
de Partes Relacionadas con Emisiones
Cualquier repuesto aprobado por Sears usado en la realizaci6n de
cualquier mantenimiento o reparaci6n de garantfa en partes
relacionadas con las emisiones, sera suministrado sin costo alguno
al propietario si la parte esta bajo garantfa.
Lista de Partes en Garantia del Control de
Emisiones
1. Sistema de Medici6n del Combustible:
a. Conjunto del Carburador
b. Filtro del Combustible
2. Sistema de Inducci6n de Aire:
a. MQltiple de admisi6n
b. Depurador de aire
3. Conjunto de Silenciador Catalitico (si esta presente),
incluyendo:
a. Empaque del silenciador
b. MQltiple del escape
4. Sistema de encendido
a. Bujia
b. M6dulo de encendido
5. Tube del Respiradero de la Caja del CigQeSal
39

For in-home major brand repair service:
Call 24 hours a day, 7 days a week
1-800-4-MY-HOM E SM(1-800-469-4663)
Para pedir servicio de reparacibn a domicilio - 1-800-676-5811
In Canada for all your service and parts needs call - 1-800-665-4455
Au Canada por tout le service ou les pieces
For the repair or replacement parts you need:
Call 7 am - 7 pm, 7 days a week
1-800-366-PART (1-800-366-7278)
Para ordenar piezas con entrega a domicilio - 1-800-659-7084
For the location of a Sears Parts and Repair Center in your area:
Call 24 hours aday, 7days a week
1-800-488-1222
For information on purchasing a Sears maintenance Agreement
or to inquire about an existing Agreement:
Call 9 am - 5 pm, Monday - Saturday
1-800-827-6655
SEAR8
HomeCentraF
TheServiceSideofSears=_