Craftsman 917273031 User Manual TRACTOR Manuals And Guides 98100089
CRAFTSMAN Lawn, Tractor Manual 98100089 CRAFTSMAN Lawn, Tractor Owner's Manual, CRAFTSMAN Lawn, Tractor installation guides
User Manual: Craftsman 917273031 917273031 CRAFTSMAN TRACTOR - Manuals and Guides View the owners manual for your CRAFTSMAN TRACTOR #917273031. Home:Lawn & Garden Parts:Craftsman Parts:Craftsman TRACTOR Manual
Open the PDF directly: View PDF
.
Page Count: 64

Owner's Manual
CRAFTSMAN
20.0 HP
ELECTRIC START
46" MOWER
6 SPEED
GARDEN TRAC
Model No.
917.273031
•Safety
•Assembly
•Operation
•Maintenance
•Repair Parts
CAUTION:
Read and follow all
Safety Rules and Instructions
before operating this equip-
ment.
For answers to your questions
about this product, Call:
1-800-659-5917
Sears Craftsman Help Une
5 am. 5 pm,Mort- Sat
Seam, Roebuck and Co., Hoffman Estates, IL 60179

Warranty ,,,,,..,,.,,,,,o,.,,,,,.o, ........... ._oo.,oo....2
Safety Rules ........................................... 2
-_embly .............................. 8
OpereUon, .._-_...:.:::.:.._............................. 12
Maintenance Schedule ......................... lg
M_ntanance.........................................19
ServiceandAdjustments......................23
Storage.................................................31
Troubleshooting....................................32
Repair Parts.........................................36
PartsOrdering.......................Back Cover
LIMITED TWO YEAR WARRANTY ON CRAFTSMAN RIDING EQUIPMENT
For two (2) years from the date of purchase, ifthis Craftsman Riding Equipment is main-
tained, lubricated and tuned up according to the instructions in the owner's manual,
Sears will repair or replace, free of charge, any parts found to be defective in material or
workmanship.
This Warranty does not cover:.
• Expendable items which become wom during normal usa, such as blades, spark
plugs, air cleaners, belts, etc.
• Tire replacement or repair caused by punctures from outside objects, such as nails,
thorns, stumps, or glass.
•Repairs necessary because of operator abuse, negligence, improper storage or acci-
dent or the failure to maintain the equipment according to the instructions contained in
the owner's manual.
•Riding equipment used for commercial or rental purposes.
LIMITED 90 DAY WARRANTY ON BA]-I'ERY
For ninety (90) days from date of purchase, if any battery included with this riding equip-
ment proves defective in material or workmanship and our testing determines the bat-
tery will not hold a charge, Sears will replace the battery at no charge. In-home warranty
service on your Craftsman riding equipment is available at no charge for 30 days from
the date of pumhasa. Please contact your nearest service center. After 30 days from the
date of purchase, warranty service is available by taking your Craftsman riding equip-
ment to your nearest Sears Service Center. (In-home warranty service will still be avail-
able after 30 days from the date of purchase but a standard trip charge will apply). This
warranty applies only while this product is in the United States. This Warranty gives you
specific legal rights, and you may also have other rights which may vary from state to
state.
Sears, Roebuck and Co., D/817 WA, Hoffman Estates, IL 60179
GENERAL OPERATION
•Read, understand, and follow all instruc-
tions in the manual and on the machine
before starting.
•Only allow responsible adults, who are
familiar with the instructions, to operate
the machine.
• Clear the area of objects such as rocks,
toys, wire, etc., which could be picked
up and thrown by the b/ade.
•Be sure the area is clear of other people
befef_ mowing. Stop machine it anyone
enters the area.
•Nevercarrypassengers.
•Do notmowinreverseunlessabsolute-
ly necessary.Alwayslookdownand
behindbeforeandwhilebacking.
•Be aware of the mowerdischargedirec-
tion anddonotpointit at anyone.Do
notoperatethe mowerwithouteither
the entiregrasscatcherorthe guardin
place.
•Slowdownbefore turning.
•Neverleave a runningmachineunat-
tended.Alwaysturnoff blades,setpark-
ing broke,stopengine,andremove
keysbeforedismounting.
2

• Turn off blades when not mowing.
• Stop engine before removing grass
catcher or unclogging chute.
•Mow only in daylight or good artificial
light.
•Do not operate the machine while under
the influence of alcohol or drugs.
o- Watch for traffic when operating near or
crossing roadways.
•Use extra care when loading or unload-
ing the machine into a trailer or track.
SLOPE OPERATION
Slopes are a major factor related to loss-
of-control and tipover accidents, which
can result in severe injury or death. All
slopes require extra caution. If you cannot
back up the slope or if you feel uneasy on
it, do not mow it.
DO:
•Mow up and down slopes, not across.
•Remove obstacles such as rocks, tree
limbs, etc.
•Watch for holes, ruts, or bumps. Uneven
terrain could overturn the machine. Tall
gross can hide obstacles.
•Use slow speed. Choose a low gear so
that you will not have to stop or shift
while on the slope.
•Follow the manufacturer's recommen-
datioos for wheel weights or counter-
we_hts to improve stability.
•Use extra care with grass catchers or
other attachments, These can change
the stability of the machine.
•Keep all movement on the slopes slow
and gradual. Do not make sudden
changes in speed or direction.
•Avo'KLstartingor stopping on a slope, if
flms lose traction, disengage the blades
and proceed slowly straight down the
slope.
DO NOT:
•Do nottum on slopes unless necessary,
and then, turn slowly and gradually
downhill, it possible.
•Do not mow near drop-offs, ditches, or
embankments. The mower could sud-
denly tum over if a wheel is over the
edge of acliff or ditch, or if an edge
caves in.
•Do g_ mow on wet grass. Reduced
traction could cause sliding.
•Do nottry tostabilizethe machine by
pottingyourfootc_nthe ground.
•Do notusegrasscatcheronsteep
slopes.
CHILDREN
Tragicaccidentscan occurif the operator
is notalertto'thepresenceof children.
Childrenare oftenattreoted to the
machineandthe mowingactivity.Never
assumethat childrenwill remainwhere
you lest sew them.
•Keepchildrenoutofthe mowingarea
and underthewatchfulcare of another
responsibleadult.
•Be alertandturnmachine offif children
enterthe area.
•Beforeandwhenbacking,lookbehind
and downforsmallchiktren.
•Nevercarrychildren.They mayfalloff
and be seriouslyinjuredorinterferewith
safe machineoperation.
•Neverallowchildrento operatethe
machine.
•Use extracare whenapproachingblind
comers,shrubs,trees, orotherobjects
that mayobscurevision.
SERVICE
•Use extracare in handlinggasolineand
otherfuels.They are flammableand
vaporsare explosive.
Use onlyan approvedcontainer.
Never removegas cap or addfuel
with the enginerunning.Allowen-
gineto coolbeforerefueling.Do not
smoke.
Never refuelthe machineindoors.
Neverstorethe machineorfuel
container insidewherethereis an
openflame,suchas a water heater.
•Nevermn a machineinsidea closed
area.
i sep nutsand bolts,especiallyblade
attachment bolts,tightand keepequip
mentin goodcondition.
Never tamperwithsafetydevices.
Checktheirproperoperationreguledy.
Keepmachinefree of grass, leaves,or
otherdebdsbuild-up.Clean oilor fuel
spillage.Allowmachineto coolbefore
storing.
•Stop andinspectthe equipmentif you
strike an object.Repair,if necessary,
before restarting.

• Nevermakea<_ustmentsorrepairswith
theenginerunning.
• Grasscatchercomponentsaresubject
towear,damage,anddeterioration,
whichcould exposemoving portsor
allowobjectsto be thrown.Frequently
checkcomponentsandreplacewith
" manu|acturer'srecommendedpods,
whennecessary.
•Mower blades are sharp and can cut.
Wrap the blade(s) or wear gloves,and
use extra caution when servicing them.
•Check brake operation frequently.
Adjust and service as required.
• Be sure the area is clear ol other people
before mowing, Stop machine if anyone
enters the area.
•Never carry passengers.
•Do not mow in reverse unless absolute-
ly necessary, Always look down and
behind before and while backing.
•Never camj children. They may fall off
and be seriously injured or interfere with
safe machine operation.
•Keep children out of the mowing area
and under the watchful care of another
responsible adult.
•Be aied and turn machine off if chgdren
enter the area.
•Before and when backing, look behind
and down for small children.
_Look for this symbol to point out impor-
tant safety precautions. It means CAU-
TIONfl!'BECOME AWARE!I! YOUR SAFE-
TY IS INVOLVED.
•,CAUTION: In order to prevent acciden-
tal starting when setting up, tranepo_ng,
adjusting or making repairs always discon-
nect spark plug wire and place wire where
if cannot contact spark plug.
•Mow up and down slopes (15 ° Max), not
acrosS.
•Remove obstacles such as rocks, tree
limbs, etc.
•Watch for holes, ruts, or bumps. Uneven
terrain could overturn the machine. Tall
grass can hide obstacles.
•Use slow speed. Choose a low gear so
that you will not have to stop or shift
while on the slope.
•Avoidstarting or stepping on a slope; If
tires lose traction, disengage the blades
and proceed slowly straight down the
slope.
•Do nottum on slopes unless necessary,
and then, turn slowly and gradually
downhill, if posslbla.
_WARNING: The engineexhaustfrom
this productcontainschemicalsknownto
the Stateof Californiato causecancer,
birthdefects,orotherreproductiveharm.
4

PRODUCT SPECIRGATIONS
GASOLINE 3.5 GALLONS
CAPACITY UNLEADED
_ID TYPE: REGULAR
OILTYPE SAE 30
_.PI-SFiSG/SH): (above 32°F)
SAE 5W-30
(below32°F)
OIL CAPACITY: W/FILTER: 3.5 PINTS
W/O FILTER: 3,0 PINTS
SPARK PLUG: Champion RC12YC
GAP: .030")
VALVE INTAKE: .004"-.006"
;LEARENCE: EXHAUST..004"-.006"
GROUND SPEED LO: HI:
(MPH): 0.7 1.7
1.4 3.3
2.3 5.4
REVERSE: 0.9 2.1
TIRE PRESSURE: FRONT: 14 PSI
REAR: 10 PSI
CHARGING
SYSTEM: 16AMPS @36(30 RPM
SATrERY: AMP/FIR: 30
MIN. CCA: 240
CASE SIZE: U1R
BLADE BOLT 27-35 FT. LBS.
TORQUE:
CONGRATULATIONS on your purchase
of aCraftsman Tractor. It has been
designed, engineered and manufactured
to give you the best possible dependability
and performance.
Sbeu.ld_y_ouexperience any problem you
cannot-easily remedy, please contact your
nearest Sears Authodzed Service Center.
We have competent, well-trained techni-
cians and the proper tools to service or
repair this tractor.
Please read and retain this manual. The
instructions will enable you to assemble
and maintain your tractor properly. Always
ol06erve the =SAFETY RULES".
MAINTENANCE AGREEMENT
A Sears MaintenanceAgreementis avail-
able onthis product.Contactyournearest
Sears storefordetails.
CUSTOMER RESPONSIBILITIES
• Read and observe the safety rules.
• Follow a regular schedule in maintain-
ing, caring for and using your tractor.
•Follow the instructions under =Mainte-
nance" and "Storage" sections of this
owner's manual.
_WARNING: This tractor is equipped
with an internal combustion engine and
should not be used on or near any unim-
proved forest-covered, brush-covered or
grass-covered land unless the engine's
exhaust system is equipped with a spark
arrester meeting applicable local or state
laws (if any). If a spark arrester is used, it
should be maintained in effective working
order by the operator.
In the state of California the above is
required by law (Section 4442 of the
California Public Resources Code). Other
states may have similar laws. Federal
laws apply on federal lands. A spark
arrester for the muffler is available through
your nearest Sears Authorized Service
Center (See REPAIR PARTS section of
this manual).

PartsBagcontentsshownfullsize
m
m
/
(I) Knob ©
(1) Washer
17/32 x 1-3/15 x 12 Gauge
(1) Shoulder
Bolt 5/16-18
(2)washers
3/16 x 3/4 x 16 Gauge
(2) Weld
Nuts #10 @
(2)_re_ #10 x 5/8
(2) Lock
Washers #10
(4) Retelner Spdngs (single loop) (3) Retainer Spdngs (double loop)
6

Partspackedseparatelyincarton
Manual
Seat
I
I
I
I
Video
Cassette
I
I
I
I
I
i
I
i
I
Pads Bag
Mulcher
I Plata
Steering
Wheel
(2) Shoulder
Bolts
(2) Gauge Wheels
©
(2) Washers 3/8x 7/8 x 14 Gauge
Q(2) Canter lockNuts
Parts Bag contents notshown fullsize
_==_ (2) Latch Hook (2) Keys
Assemblies
(2) Front Link Assemblies
"-J Slage Sheet
Steering _''
Wheel
Insert _rlt_ Sleeve
SteeringSleeve
7

Yournewtractorhasbeenassembledatthefactorywithexceptionofthosepartsleft
unassembledforshippingpurposes.Toensuresafeandproperoperationofyourtractor
allportsandhardwareyouassemblemustbetightenedsecurely.Usethecorrecttools
asnecessarytoinsurepropertightness.Reviewthevideocassettebefore you begin.
TOOLS REQUIRED FOR
ASSEMBLY
"Asocketwrenchset willmake assembly
easier. Standardwrenchsizesyou need
are listedbelow.
(1) 9/16"wrench (1) 3/4"Socketw/
(1) 1/2"wrench ddve ratchet
(1) Pliers (1) PhillipsScrew-
(1) Utilityknife driver
(1) Tire pressuregauge
When dghtor lefthand is mentionedin
thismanual, itmeans,fmmyourpointof
view,when youare inthe operatingposi-
tion (seated behindthe steedngwheel).
TO REMOVE TRACTOR FROM
CARTON
UNPACK CARTON
•Remove all accessible loose parts and
parts boxes from shipping carton (See
page 6).
• Cut, from top to bottom, along lines on
all four comers of shipping carton, and
lay panels flat.
• Remove mower and package matedals.
Check for any additional loose parts or
boxes and remove.
BEFORE ROLLING TRACTOR OFF
SKID
A'I-rACH STEERING WHEEL
•Remove hex bolt, lock washer and large
fiat washer from steedng shaft.
•Position front wheels of the tractor so
they are pointing straight forward.
• Slid'e-_hesteedng sleeve over the steer-
ing shaft.
•Align tabs and press steedhg sleeve
extension into bottom of steedeg wheel.
•Position steedng wheel so cross bars
are horizontal (left to right) and slide
onto steedng wheel adapter.
•Secure steering wheel to steedng shaft
with hex bolt, lock washer and large fiat
washer previously removed. Tighten
securely, o
•Snap steedng wheel insert into canter
of steedng wheel.
•Remove protective materials from trac-
tor hood and gdlL
_--_ tssdng
Wheel Insert
_[.._ Hex Bolt
_._ LockWasher
LargeRat
Washer
Steedng
Steedng Wheel
Wheel Adapter
Extension ,_.___-_-__..
Shaft -'r-_,,,..._' _,. ,
Stssdng ,' I,' ]dl
,I IL_. I/I
IMPORTANT: Check for and remove any
staples in skid that may puncture tires
where tractor is to roll off skid.
TO ROLL TRACTOR OFF SKID (See
Operation section for location end
function of controls)
•Press liftlever plunger and raise attach-
ment liftlever to its highest position.
•Release parking brake by depressing
clutch/brake pedal.
•Place gearshift lever in neutral (N) posi-
tion.
•Roll tractor forward off skid.
8

HOWTOSETUPYOURTRACTOR
CHECKBATTERY
• Lifthoodto raised po6ition.
•If this battery is put into service after
month and year indicated on label (label
located between terminals) charge bat-
tery for minimum of one hour at 6-10
amps. (See "BATTERY" in Maintenance
section of this manual for charging
instrucUons).
...-=-., .__.
..- ,- Label
INSTALL SEAT
Adjust seat before tightening adjustment
knob.
• Remove cardboard packing on seat
pan.
• Place seat on seat pan and assemble
shoulder bolt. Tighten shoulder bolt
securely.
•Assemble adjustment knob and flat
washer loosely. Do not tighten.
•Lower seat into operating position and
sit on seat.
•Slide seat until a comfodable position is
reached which allows you to press
clutch/brake pedal all the way down.
•Get off seat without moving its adjusted
position.
•Raise seat and tighten adjustment knob
securely.
"-_ - Seat
Seat Pan
Shoulder
Bolt
Adjustment Knob
CHECK TIRE PRESSURE
The tires on your tractor were ovednflated
at the factory for shipping purposes.
Correct tire pressure is important for best
cuffing performance.
•Reduce tire pressure to PSI shown in
"PRODUCT SPECIFICATIONS" on
page 5 of this manual.
CHECK BRAKE SYSTEM
After you learn how to operate your trac-
tor, check to see that the brake is properly
adjusted. See "TO ADJUST BRAKE" in
the Service and Adjustments section of
this manual.
INSTALL MOWER AND DRIVE BELT
Be sure tractor is on level surface and
mower suspension arms are raised with
attachment lift control. Engage parking
brake.
•Cut and remove ties securing anti-sway
bar and belts. Swing anti-sway bar to
left side of mower deck.
•Slide mower under tractor with dis-
charge guard to rightside of tractor.
IMPORTANT: Check belt for proper rout-
ing in all mower pulley grooves. Install
belt into electric clutch pulley groove.
•install one front link in top hole of the
right hand front mower bracket and right
hand front suspension bracket. Retain
with two single loop retainer spdngs as
shown.
•Install second front link in left hand
front suspension bracket only and
retain with single loop retainer spdng as
shown.
•Turn height adjustment knob counter-
clockwise until it stops.
•Lower mower linkage with attachment
liftcontrol.
•Place the left hand suspension arm on
inward pointing deck pin. If necessary,
rock and raise front of mower to align
deck pin with the hole in suspension
arm. Retain with double loop retainer
spdng with loops down as shown.
•Slide left side of mower back and install
the unattached front link in top hole of
the left hand front mower bracket.
Retain with single loop retainer spdng
as shown.
•Place the dght hand suspension arm on
inward pointing deck pin. If necessary,
rock and raise front otmower to align
deck pin with the hole in suspension
arm. Retain with double loop retainer
spring with loops down as shown.
9

• Connectanti-swaybartochassisbrack-
etunder left footrest and retain with
doubleloop _r spring.
•Turn height adjustment knob clockwise
to remove slack from mower suspen-
sion.
•Raise mower to highest position.
Assemble gauge wheels (See..."TO
ADJUST GAUGE WHEELS in the
Operation section of this manual).
CHECK MOWER LEVELNESS
For best cutti_j results, mower should be
properly leveled. See "TO LEVEL
MOWER HOUSING" in the Service and
Adjustments section of this manual.
ShouMer
Ba_
Chassis
Bracket
DoubleLoop
RetainerSpring
(Inward po_r,.g
deck
CHECK FOR PROPER POSITION OF
ALL BELTS
See the figures that are shown for replac-
ing motion, mower drive, and mower blade
drive belts in the Service and Adjustments
section of this manual. Vedfythatthe
belts are muted correctly.
Suspension
Arms Front
Brackets
Gauge
Wheel
3/8 Washer 3/8-16
Center
Locknut
IUse Pliersfor
DoubleLoop
RetainerSpdng
Retainer Springs
Idler
Pulley Discharge Guard
10

INSTALL MULCHER PLATE
• Install two latch hooks to mulr.her plate
using ecmw, washer, lock washer, and
wold nut as shown.
NOTE: Pre-sssambie weld nut to latch
hook by inserting wold nut from the top
with hook pointing down.
•Tighten hardware securely.
• Raise and hold deflector shield in up-
right position.
•Place front of mulcher plate over front of
mower deck opening and slide into
place, as shown.
•Hook front latch into hole on front of
mower deck.
•Hook rear latch into hole on back of
mower deck.
_.CAUTION: Do not remove discharge
guard from mower. Raise and hold guard
when attaching mulcher plate and allow it
to rest on plate while in operation.
TO CONVERT TO BAGGING OR
DISCHARGING
Simply remove mulcher plate and store in
a safe place. Your mower is now ready for
discharging or installation of optional
grass catcher accessory.
NOTE: It is not necessary to change
blades. The mulcher blades are designed
for discharging and bagging also.
Weld Nut
fromtheTo_ _ Hook Points •
Weld Ic
Latch
H°ok_:_i / / /It _Lcck
Mulcher _,-_-Screw
Plate
Deflector __
Shle,d
*I CHECKLIST
Please review the following
,/ All assembly instructions have been
completed.
/No remaining loose parts in carton.
,/Battery is properly prepared and
charged. (Minimum 1 hour at 6 amps).
,/Seat is adjusted comfortably and tight-
ened securely.
,/All tires am properly inflated. (For ship-
ping purposes, the tires were ovednfiat-
ed at the factory).
,/Be sure mower deck is propedy leveled
side-to-side/front-to-rear for best cuffing
results. (/ires must be properly inflated
for leveling).
,/Check mower and drive belts. Be sure
they are routed properly around pulleys
and inside all belt keepers.
,/Check wiring. See that all connections
are stillsecure and wires are propedy
clamped.
While learning how to use your tractor,
pay extra attention to the following impor-
tant items:
,/" Engine oil is at proper level.
/Fuel tank is filled with fresh, clean, regu-
lar unleaded gasoline.
/Become familiar with all controls - their
location and function. Operate them
before you start the engine.
/Be sure brake system is in safe operat-
ing condition.
11

Thesesymbolsmayappearonyourtractororin literaturesuppliedwiththe product.
Learnand understandtheirmeaning.
A, =
BA1TERY CAUTION OR
WARNING
ENGINE ON ENGINE OFF
REVERSE FORWARD FAST SLOW
FUEL CHOKE
OIL PRESSURE LIGHTS ON OVER TEMP "11_
UGHT t
MOWER HEIGHT PARKING BRAKE UNLOCKED MOWER LIFT
LOCKED
r_'= R N
AI'rACHMENT REVERSE NEUTRAL
CLUTCH ENGAGED
ATTACHMENT
IGNITION CLUTCH DISENGAGED
H L (®>_(
HIGH LOW PARffiNG BRAKE
KEEP AREA CLEAR SLOPE HAZARDS
(SEE SAFETY RULES SECTION)
DANGER, KEEP HANDS AND FEET AWAY FREE WHEEL
(.'_,tom_ Mod_ or.y)
12

KNOW YOUR TRACTOR
READ THIS OWNER'S MANUALAND SAFETY RULES BEFORE OPERATING YOUR
TRACTOR
Comparethe illustrationswithyourtractorto familiarizeyourseffwiththe locationsof
vadouscontrolsand adjustments.Save thismanualforfuturereference.
Ignition
Ammeter Switch Position
Attachment
ThrottleControl
Clutch/Brake
Pedal
Lift Lever
Plunger
Attachment
LiftLever
Choke
Control Brake
Height
Knob
Gear Shift
Lever
Range Shift
ever
Our tractors conform to the safety standards of the Amedcan
National Standards Institute.
A'I-rACHMENT CLUTCH SWITCH: Used
to engage the mower blades, or other at-
tachments mounted to your tractor.
LIGHT SWITCH: Turns the headlights on
and off.
THROTTLE CONTROL: Used to control
engine speed.
CLUTCWBRAKE PEDAL: Used for
doclutching and braking the tractor and
starting the engine.
CHOKE CONTROL: Used when starting a
cold engine.
HEIGHT ADJUSTMENT KNOB: Used to
adjust the mower cutting height.
GEAR SHIFT LEVER: Selects the speed
and .d.d._octionof the tractor.
RANGE SHIFT LEVER: Allows high (H)
and low (L) speed for all forward and
reverse gears.
A'n'ACHMENT LIFT LEVER: Used to
raise and lower the mower dock or other
attachments mounted to your tractor.
LIFT LEVER PLUNGER: Used to release
attachment liftlever when changing its
position.
IGNITION SWITCH: Used for starting and
stopping the engine.
AMMETER: Indicates battery charging (+)
or discharging (-).
PARKING BRAKE: Locks clutclVbrake
into the brake position.
13

I[_ Theoperationofanytractorcanresultinforeignobjectsthrownintothe I
eyes, which can result in severe eye damage. Always wear safety glasses I
or eye shields while operating your tractor or performing any adjustments or I
repairs. We recommend a wide vision safety mask over spectacles, or stan- I
dard safety glasses. I
HOW TO USE YOUR TRACTOR IMPORTANT: Leaving the ignitionswitch
Your tractor is _luipped with an operator
.presence sensing switch. When engine is
running, any attempt by the operator to
leave the seat without first setting.the
parking brake will shut off the engine.
TO SET PARKING BRAKE
•Depress clutch/brake pedal into full
"BRAKE" position and hold.
•Place parking brake lever in "EN-
GAGED" position and release pressure
from clutch/brake pedal. Pedal should
remain in "BRAKE" position. Make sure
parking brake will hold tractor secure.
Push-Into
=Disengaged' AttachmentClutch
Choke
Control SwitchPull Out To
Ped_ "Ddve"
Podton
Brake
Lever
STOPPING
MOWER BLADES
•To stop mower blades, move attach-
ment clutch switch to "DISENGAGED"
pcaition.
GROUND DRIVE
•To stopground ddve, depress
clutch/brake pedal into full "BRAKE"
position.
•Move gearshift lever to neutral (N)
position.
ENGINE
•Move throttle control to slow position.
NOTE: Failure to move throttle control to
_eoiwpo6ition and allowing engine to idle
re stopping may cause engine to
-bacldire'.
•Tum ign_on key to "OFF" position and
remo.ve key. Always remove key when
leav_ tractor to prevent unauthodzed
use.
• Never use choke to stop engine.
in any position other than =OFF' will cause
the battery to be discharged (dead).
NOTE: Under certain conditions when
tractor is standing idle with the engine run-
ning, hot engine exhaust gases may
cause "browning"of grass. To eliminate
this possibility,always stop engine when
stopping tractor on grass areas.
_. CAUTION: Always stop tractor com-
pletely, as descn'bed above, before leaving
the operator's position; to empty grass
catcher, etc.
THROTTLE CONTROL
Always operate engine at full throttle.
Operating engine at less than full throt-
tle reduces the battery charging rate.
•Full throttle offers the best bagging and
mower performance.
CHOKE CONTROL
Use choke control whenever you are start-
ing a cold engine. Do not use to stad a
warm engine.
•To engage choke control, pull knob out.
Slowly push knob in to disengage.
TO MOVE FORWARD AND BACKWARD
The direction and speed of movement is
controlled by the gearshift lever.
•Start tractor with clutch/brake pedal
depressed and gearshift lever in neutral
(N)position.
•Move gearshift and range shift levers to
desired position.
•Slowly release clutch/brake pedal to
start movement.
IMPORTANT: Bdng tractor to a complete
stop before shifting or changing gears.
Failure to de so will shorten the useful life
of your transaxle.
TO ADJUST MOWER cu'rrlNG HEIGHT
The cuffing height is controlled by turning
the height adjustment knob in desired
direction.
• "rum knob clockwise (C,) to raise cutting
neight.
Turn knob counterclockwise (0) to
lower cuffing height.
The cutting height range is approximately
1-1/2" to 4-I/2". The heights are mea-
sured from the ground to the blade tip with
the engine cot running. These heights are
approximate and may vary depending
upon soil conditions, height of grass and
14 types of grass being mowed.

• Theaveragelawnshouldbecutto
approximately2-1/2inchesdudngthe
coolseasonandtoover3inchesduring
hotmonths.Forhealthierandbetter
lookinglawns,mowoftenandafter
moderate growth.
• For best cutting performance, grass
over 6 inches in height should be
mowed twice. Make the first cut rela-
tively high; the second to desired height.
" TO ADJUST GAUGE WHEELS
Gauge wheels are properly adjusted
when they are slightly oft the ground when
mower is at the desired cutting height in
operating position. Gauge wheels then
keep the deck in proper position to help
prevent scalping in most terrain condi-
tions.
•Adjust gauge wheels with tractor on a
flat level surface.
•Adjust mower to desired cutting height
(See "TO ADJUST MOWER CU'I-I'ING
HEIGHT" in the Operation section of
this manual).
• With mower in desired height of cut po-
sition, gauge wheels should be assem-
bled so they are slightly off the ground.
Install gauge wheel in appropriate hole
with shoulder bolt, 3/8 washer, and 3/8-
16 Iocknut and tighten securely.
• Repeat for opposite side installing
gauge wheel in same adjustment hole.
Bracket
3/8-16
Locknut Shoulder Bolt
3/8 Washer Gauge Wheel
TOO -E; ATEMOWE.
Your tractor is equipped with an operator
presence sensing switch. Any attempt by
the operator to leave the seat with the
engine running and the attachment clutch
engaged will shut off the engine.
•Select desired height of cut.
•Lower mower with attachment lift con-
treL
•Start mower blades by engaging attach-
ment clutch control.
•TO STOP MOWER BLADES - disen-
gage attachment clutch control.
_,CAUTION: Do not operate the mower
without either the entire grass catcher, on
mowers so equipped, or the discharge
guard in place.
AttachmentClutch AttachmentUft Lever
SwitchPullOutTo HighPosl_on
,. . /Low
I_°_li_,,Y,._-t II II fDischargs
_'_,_ ")"W-_ 7 _-JrTi\ Guard
TO OPERATE ON HILLS
_,CAUTION: Do not drive up or down
hills with slopes greater than 15° and do
not drive across any slope. Use the slope
guide provided at the back of this manual.
-• Choose the slowest speed before start-
ing up or down hills.
•Avoid stopping or changing speed on
hills.
•If slowing is necessary, move throttle
control lever to slower position.
•If stopping is absolutely necessary, push
clutch/brake pedal quickly to brake posi-
tion and engage parking brake.
•Move gearshift lever to I st gear and
range shift laver to low (L) position, Be
sure you have allowed room for tractor
to roll slightly as you restart movement.
•To restart movement, slowly release
parking brake and clutch/brake pedal.
•Make all tums slowly.
TO TRANSPORT
•Raise attachment lift to highest position
with attachment lift control.
•When pushing or towing your tractor, be
sure gearshift lever is in neutral (N)
position.
•Do not push or tow tractor at more than
five (5) MPH.
NOTE: To protect hood from damage
when transpoding your tractor on a truck
or a trailer, be sure hood is closed and
secured to tractor. Use an appropriate
means of tying hood to tractor (rope, cord,
etc.).
15

TOWINGCARTSANDOTHER
ATTACHMENTS
Towonlytheattachments that are recom-
mandedbyand complywithspecifications
ofthe manufacturerof yourtractor.Use
commonsense whentowing.Tooheavy of
a load,whileon a slope,is dangerous.
"13roscan losetractionwiththe groundand
causeyouto losecontrolof yourtractor.
BEFORE STARTING THE ENGINE
CHECK ENGINE OIL LEVEL
The engine in your tractor has been
shipped, from the factory, already filled
with summer weight oil.
Check engine oil with tractor on level
ground.
• Unthreed and remove oil fill cap/dip
suck;,wipe oil off. Reinsed the dipstick
into the tube and rest oil fill cap on the
tube. Do not thread the cap onto the
tube. Remove and read oil level. If nec-
essary, add oil until "FULL" mark on
dipstick is reached. Do not overfill.
•For cold weather operation you should
change oil for easier starting (See "OIL
VISCOSITY CHART" in the Customer
Responsibilities section of this manual).
•To cnange engine oil, see the Customer
Responsibilities section in this manual.
ADO GASOLINE
•Fill fuel tank. Use fresh, clean, regular
unleaded gasoline with a minimum of 87
octane. (Use of leaded gasoline will
increase carbon and lead oxide
deposits and reduce valve life). Do not
mix oil with gasoline. Purchase fuel in
quantities that can be used within 30
days to assure fuel freshness.
IMPORTANT: When operating in tempera-
tures below 32°F(0°C), use fresh, clean
winter grade gasoline to help insure good
;old weather starting.
AWARNING: Experience indicates that
zlcohol blended fuels (called gasohol or
Jsing ethanol or methanol) can attract
noisture which leads to separation and
ormation of acids during storage. Acidic
]as can damage the fuel system of an
=.nginewhile in storage. To avoid engine
)roblems, the fuel system should be emp-
ied before storage of 30 days or longer.
)rein the gas tank, start the engine and let
irun untilthe fuel lines and carburetor are
_mpty. Use freshJuel next season. See
;torege Instructions for additional
fformati_o, Never use engine or
arburetor cleaner products in the fuel
_nk or permanent damage may occur.
16
,_CAtrrlON: nil to bottom of gas tank
filler neck. Do not overfill. W'c)e off any
spilled oil or fuel. Do not store, spill or use
gasoline near an open flame.
TO START ENGINE
When starting the engine for the first time
or ifthe engine has run out of fuel, itwill
take extra cranldng time to move fuel from
the tank to the engine.
•Sit on seat in operating position,
depress clutch/brake pedal and set
paddng brake.
•Place gear shift lever in neutral (N)
position.
•Move attachment clutch to "DISEN-
GAGED" position.
• Move throttle control to fast position
Pull choke control out for a cold engine
start attempt. For a warm engine start
attempt the choke control may not be
needed.
NOTE: Before starting, read the warm and
cold starting procedures below.
• Insert key into ignition and turn key
clockwise to =START" position and
release key as soon as engine starts.
Do not run starter continuously for more
than fifteen seconds per minute. If the
engine does not start after several
attempts, push choke control in wait a
few minutes and try again. If engine still
does not start, pull the choke control out
and retry.
WARM WEATHER STARTING (50 °F
AND ABOVE)
•When engine starts, slowly push choke
control in untilthe engine begins to run
smoothly. If the engine starts to mn
roughly, pull the choke control out slight-
ly for afew seconds and then continue
to push the control in slowly.
•The attachments and ground drive can
now be used. If the engine does not
accept the load, restart the engine and
allow it to warm up for one minute using
the choke as described above.

COLD WEATHER STARTING (50° FAND
BELOW)
• When engine starts, slowly push choke
control in un_l the engine begins to run
smoothly. Continue to push the choke
control in smell steps allowing the
engine to accept small changes in
speed and load, until the choke control
is fully in. If the engine starts to run
roughly, pull the choke control out slight-
ly for a few seconds and then continue
to push the control in slowly. This may
require an engine warm-up period from
several seconds to several minutes,
depending on the temperature.
•The attachments can be used during
the engine warm-up period and may
require the choke control be pulled out
slightly.
NOTE: A high altitude (above 3000 feet)
or in cold temperatures (below 32 F) the
carburetor fuel mixture may need to be
adjusted for beat engine performance.
See "TO ADJUST CARBURETOR" in the
Service and Adjustments section of this
manual.
• Do notmowgrasswhenit is wet. Wet
grasswillplugmowerandleave unde-
elrable clumps,Allowgrassto dry
beforemowing.
•Always operate engine at full throttle
when mowingto assurebettermowing
performance andproperdischargeof
materiel. Regulategroundspeedby se-
lectinga lowenoughgearto givethe
mowerthe bestcuttingperformanceas
well asthe qualityofcut desired.
•When operatingattachments,selecta
groundspeedthatwillsuitthe terrain
andgivebestperformanceof the at-
tachmentbeingused.
MOWING TIPS
•Tire chains cannot be used when the
mower housing is attached to tractor.
•Mower should be properly leveled for
best mowing performance. See =TO
LEVEL MOWER HOUSING" in the
Service and Adjustments section of this
manual
•The left hand side of mower should be
used for trimming.
•Drive so that clippings are discharged
onto the area that has been cut. Have
the out area to the right of the tractor.
This will result in a more even distribu-
ti0_of clippings and more uniform cut-
ting.
•When mowing large areas, start by turn-
ing to the right so that clippings will dis-
charge away from shrubs, fences, drive-
ways, etc. After one or two rounds, mow
in the opposite direction making left
hand turns until finished.
•It grass is extremely tall, it should be
mowed twice to reduce load and possi-
ble fire hazard from dried clippings.
Make first cut relatively high; the second
to the desired height.
MULCHING MOWING TIPS
IMPORTANT: For best performance, keep
mower housing free of built-up grass and
trash. Clean after each use.
•The special mulching blade will recut
the grass clippings many times and
reduce them in size so that as they fall
onto the lawn they will disperse into the
grass and not be noticed. Also, the
mulched grass will biodegrade quickly
to provide nutrients for the lawn. Always
mulch with your highest engine (blade)
speed as this will provide the best recut-
ting action of the blades.
•Avoid cutting your lawn when it is wet.
Wet grass tends to form clumps and
interferes with the mulching action. The
best time to mow your lawn is the early
aftemoon. At this time the grass has
dried and theJlewly cut area will not be
exposed to the direct sun.
•For best results, adjust the mower cut-
ting height so that the mower cuts off
only the tpp one-third of the grass
blades. For extremely heavy mulching,
reduce your width of cut on each pass
and mow slowly.
17

• Certaintypeeofgrassandgreescond'P
tionsmayrequirethatanareabe
mulchedasecondtimetocompletely
hidethec{ipping_Whendoingasec-
ondcut,mowacrossorperpendicularto
thefirstcutpath.
•Change your cutting pattem from week
to week. Mow north to south one week
then change to east to west the next
week. This will help prevent matting and
graining of the lawn.
18

MAINTENANCE SCHEDULE Z__f___S E_VIC E D
FILL IN DATES
AS YOU COMPLETE
REGULAR SERVICE ATES
Check Brake Operation V'
Check Tim Pressure 1_ If
Check Operator Presence and
TInterlock Systems (l_
R CheckforLooseFastenara t/ I/,
A Shaq>ecVReplsce Mower Blades Id#'4
TLubrication Chart V' I_ /
0 Check Battery Level l_i
R C_anBatteryandTerminals ll/ IV_
Check Transaxla Cooi'_g I_/
Adjust Elsde Belt(s) Te ns'_n 11_$
AdJust Motion Drive Beh($) Tension (_s
Check Engine Oil Level I_ I_
Change Engine Oi_ I_1,=,: Vp
E Clean Air Fk*ter I_a
N Clean Air Screen ik_z
G Inspect MuffierlEpark An'ester
HE Replace Oil Filter (If equipped) I_1,;
Clean Engine Cooling Fins I_2
Repklce Spark Plug _2 V'
Replace Air Filter Paper Cartr_ge
Replace Fuel Fitter ,
1-Change r_te _qm whe*l opemL_ngunder s beery Io_ 0t Inhl_ ambienl _turl4. S. ffeq_pp_ _11h_mmbll tr/llem.
2. Sm',_e more on=n wh_,eoperating in dlrlyor dm_/¢:o_ltk)n_
3. If equlpped with og flier. ©hange olle.4er/50 howe.
4 - Repll¢o bia4ee mote often when mowing in m_dy sda.
6- Not r=_e_ # _ wi_ _ b_tq_
7. T_ _ L,de plvolbolt to _ft._. m_,_'num.
Do n¢4e_wl_ht_.
GENERAL RECOMMENDATIONS
The warranty on this tractor does not cover
items that have been subjected to operator
abuse or negligence. To receive full value
from the warranty, operator must maintain
tractor as instructed in this manual. Some
adjustments will need to be made periodi-
cally to propedy maintain your tractor.
All adjustments in the Service and
Adjustments section of this manual should
be c'hecl_edat least once each season.
• Once a year you should replace the
spark plug, clean or replace air filter, and
check blades and belts for wear. A new
spark plug and clean air filter assure
proper air-fuel mixture and help your
engine run better and last longer.
BEFORE EACH USE
• Check engine oil level.
• Check brake operation.
• Check tire pressure.
LUBRICATION CHART
Zerk Zerk
Beadn
Wheel
Beadng
Zerk
O SAE 30 or10w30 MotorOIL
OGeneralPurposeGrease
• Refer to Maintenance"Engine"Section
IMPORTANT: Do not oil or grease the pivot
points which have special nylon bear-ings.
Viscous lubricants will attract dust and dirt
•Chec k operator presence and interlock that will shorten the life of the serf-lubricating
sy..stemsfor proper operation, bearings. If you feel they must be lubricated,
•CT_eckfor loose fasteners, use only a dry, powdered graphite type lubri-
cant sparingly.
19

TRACTOR
Alwaysobee_vesafetyruleswhenper-
forming any maintenance.
BRAKE OPERATION
If tractor requires more than six (6) feet
stopping distance at high speed in highest
gear, then broke must be adjusted. (See
"1"OADJUST BRAKE" in the Service and
Adjustments section of this manual).
TIRES
•Maintain proper air pressure in all tires
(See "PRODUCT SPECIFICATIONS" on
page 5 of this manual).
•Keep tires free of gasoline, oil, or insect
control chemicals which can harm rub-
ber.
•Avoid stump6, stones, deep ruts, sharp
objects and other hazards that may
cause tire damage.
NOTE: To seal tire punctures and prevent
flat tires due to slow leaks, tire sealant
may be_urchased from your local parts
dealer. Tire sealant also prevents tire dry
rot and corrosion.
OPERATOR PRESENCE SYSTEM
Be sure that operator presence and inter-
lock systems are working properly. Ifyour
tractor does not function as described
below, repair the problem immediately.
• The engine should not start unless the
clutch/brake pedal is fully depressed
and attachment clutch control is in the
disengaged position.
• When the engine is running, any
attempt by the operator to leave the
seat without first setting the parking
brake should shut off the engine.
•When the engine is running and the
attachment clutch is engaged, any
attempt by the operator to leave the
seat should shut off the engine.
•The attachment clutch should never
operate unless the operator is in the
seat.
3LADE CAR-E
"or best results mower blades must be
:ept sharp. Replace bent or damaged
)lades.
}LADE REMOVAL
Raise mower to highest position to allow
access to blades.
Remove hex bolt, lock washer and fiat
washer Securing blade.
Install new or re,sharpened blade with
trailing edge up towards deck as shown.
_PORTANT: To ensure proper assembly,
enter hole in blade must align with star
n mandrel assembly.
Reassemble hex bolt, lock washer and
flat washer in exes_ order as shown.
• Tighten bolt securely (27-35 Ft. Lho.
to[orque-ue).
IMPORT/ANT: Blade belt is Grade 8 heat
treated.
TrailingEdge MandrelAssembly
Blade Center
Hole
._. Star
_.._--Hex Bolt
°AGrade8 heat treatedboltcan be
identifiedbysixline_on thebolthead.
TO SHARPEN BLADE
NOTE: We do not recommend sharpening
blade, but if you do, be sure the blade is
balanced.
Care should be taken to keep the blade
balanced. An unbalanced blade will cause
excessive vibration and eventual damage
to mower and engine.
•The blade can be sharpened with a file
or on a grinding wheel. Do not attempt
to sharpen while it is on the mower.
•To check blade balance, you will need a
5/8" diameter steel bolt, pin, or acone
balancer. (When using a cone balancer,
follow the instructionssupplied with bal-
ancer).
NOTE: Do not use a nail for balancing
blade. The lobes of the center hole may
appear to be centered, but are not.
•Slide blade onto an unthreaded portion
of the steel bolt or pin and hold the bolt
or pin'parallal with the ground. If blade
is balanced, it should remain in a hori-
zontal positlan. If either end of the blade
moves downward, sharpen the heavy
end untilthe blade is balanced.
""_._ Blade
5/8"Boif _ ._
BATTERY
Your tractor has a battery charging system
which is sufficient for normal use.
However, periodic charging of the battery
with an automotive charger will extend its
life.
•Keep battery and terminals clean.
• Keep bettery boltstight.
•Keep small vent holes open.
•Recharge at 6-10 amperes for 1 hour.
2O

TOCLEANBA'n'ERYANDTERMINALS
Corrnsionanddirtonthebatteryandter-
minalscancausethebatteryto"leak"
power.
•Remove terminal guard.
•Disconnect BLACK battery cable first
then RED battery cable and remove
battery from tractor.
•Rinse the battery with plain water and
dry.
-• Clean terminals and battery cable ends
with wire brush until bdght.
• Coat terminals with grease or petroleum
jelly.
• Reinstall battery (See =REPLACING
BATTERY in the SERVICE AND
ADJUSTMENTS section of this manu-
al).
V-BELTS
Check V-belts for deterioration and wear
after 100 hours of operation and replace if
necessary. The belts are not adjustable.
Replace belts if they begin to slip from
wear.
TRANSAXLE COOLING
Keep transaxle free from build-up of dirt
and chaff which can restrict cooling.
CHECK TRANSAXLE OIL LEVEL
•Block up rear axle securely.
•Remove left rear wheel by removing
hub bolts.
•Remove filler plug from transaxie. Oil
level must be even with plug threads. If
necessary, fill with SAE 30 motor oil,
API SF, SG or SH. Replace filler plug.
•Reassemble wheel to hub.
Transaxle
,__ FillerPlug
ENGINE
LUBRICATION
Only use high quality detergent oil rated
with API service classification SF, SG, or
SH. Select the oil's SAE viscosity grade
tractoris notusedfor 50 hoursinone
year.
Checkthe crankcaseoil levelbeforestart-
ingthe engineandafter each eight(8)
hoursof operation."13ghtenoil fillcap/dip
sticksecurelyeach timeyou checkthe oil
level.
TO CHANGE ENGINE OIL
Determine temperature range expected
before oil change. All oil must meet API
service classification SF, SG or SH.
•Be sure tractor is on level surface.
•Oil will drain more freely when warm.
•Catch oil in a suitable container.
•Remove oilfill cap/dipstick. Be careful
not to allow dirt to enter the engine
when changing oil.
•Remove drain plug.
• After oil has drained completely, replace
oil drain plug and tighten securely.
• Refill engine with oil through oil fill dip-
sticktube. Pour slowly. Doeet overfill.
For approximate capacity see "PROD-
UCT SPECIFICATIONS" on page 5 of
this manual.
•Use gauge on oil fill cap/dipstick for
checking level. Be sure dipstick cap is
tightened securely for accurate reading.
Keep oil at "FULL" line on dipstick.
AirScreen
Oil Dr_
Plugf --_
Oil FiIIf
Cap/Dips_ck
CLEAN AIR SCREEN
Air screen must be kept free of dirt and
chaff to prevent engine damage from over-
heating. Clean with awire brush or com-
pressed air to remove dirt and stubborn
dded gum fibers.
CLEAN AIR INTAKE/COOLING AREAS
To insure preper cooling, make sure the
grass screen, cooling fins, and other
according to your expected operating tem_ ; '
perature, external surfaces of the engine are kept
clean at all times.
_v_os,vG_ Every 100 hours of operation (more often
under extremely dusty, dirty conditions),
remove the blower housing and other
cooling shrouds. Clean the cooling fins
and external surfaces as necessary. Make
sure the cooling shrouds are reinstalled.
Change the oil after every 50 hours of
operation or at least once a year if the 21

NOTE:Operatingtheenginewitha
blockedgrassscreen,dirtyorplugged
coolingfins,and/orcoolingshroudsre-
moved will cause engine damage due to
overbearing.
AIR FILTER
Yourenginewill not run propedyusing a
dirty air filter. Clean the foam pre-cleaner
after every 25 hours of operation or every
season. Service paper cadridge every
100 hours of operation or every season,
whichever occurs first.
Service air cleaner more often under dusty
conditions.
•Remove knobs and cover.
TO SERVICE PRE-CLEANER
•Wash it in liquid detergent and water.
• Squeeze it dry in a clean cloth.
•Saturate it in engine oil. Wrap it in
c_ean, absorbent cloth and squeeze to
remove excess oil.
•Ifvery dirty or damaged, replace pre-
cleaner.
TO SERVICE CARTRIDGE
•Clean cadddge by tapping gently on flat
surface. If very dirty or damaged,
replace cadridge.
•Reinstall predeaner cadrdge, cover
and secure with knobs.
IMPORTANT: Petroleum solvents, such
as kerosene, are not to be used to clean
the cadddge. They may cause deteriora-
tion of the cadddge. Do not oil cadndge.
Do not use pressurized air to clean or dry
cadridge.
Foem
ENGINE OIL RLTER
Replace the en_.ns oil filter every season
or every other oll change if the tractor is
used more than 100 hours in one year.
MUFFLER
Inspect and replace corroded muffler and
spark arrester (if equipped) as it could cre-
ate afire hazard and/or damage.
SPARK PLUGS
Replace spark plugs at the beginning of
each mowing season or aner every 100
hours of operation whichever occurs first.
Spark plug type and gap setting are
shown in =PRODUCT SPECIFICATIONS"
on page 5 of this manual.
IN-LINE FUEL FILTER
The fuel filler should be replaced once
each season. If fuel filter becomes
clogged, obstruclJngfuel flow to carbure-
tor, replacement is required.
•With engine cool, remove filter and plug
fuel line sections.
•Place new fuel filter in position in fuel
line with arrow pointing towards carbu-
retor.
•Be sure there are no fuel line leaks and
clamps are properly positioned.
• Immediatley wipe up any spilled gaso-
line.
CLEANING
•Clean engine,battery,seat, finish,etc.
of allforeignmatter.
•Keepfinished surfacesandwheelsfree
of all gasoline,oil,,etc.
•Protectpaintedsurfaceswithautomo-
tive type wax.
We donot recommendusingagarden
hoseto cleanyour tractorunlessthe elec-
tricalsystem,muffler,air filterandcarbure-
torare coveredto keepwater out.Water
in enginecan resultina shortenedengine
lifo
22

_CAUTION: Before performing any service or adjustments:
•Depress clutch/brake pedal fully and set parking brake.
•Place gearshift lever in neutral (N) position.
•Place attachment clutch in "DISENGAGED" position.
•Tum ignition key "OFF" and remove key.
•Make sure the blades and all moving pads have completely stopped.
•Disconnect spark plug wire from spark plug and place wire where it cannot come
in contact with plug.
TRACTOR
TO REMOVE MOWER
•Place attachment clutch in =DISEN-
GAGED" position.
•Turn height adjustment knob to lowest
setting.
•Lower mower to its lowest position.
•Remove retainer spring holding anti-
swaybar to chassis bracket and disen-
gage anti-swaybar from bracket.
•Remove retainer springs from suspen-
sion arms at deck and disengage arms
from deck.
•Raise attachment lift to its highest posi-
tion.
•Remove two retainer springs from each
front link and remove links.
•Slide mower forward and remove belt
from electric clutch pulley.
•Slide mower out from under right side of
tractor,
IMPORTANT: If an attachment other than
the mower deck is to be mounted on the
tractor, remove the front links.
TO INSTALL MOWER
Follow procedure described in "INSTALL
MOWER AND DRIVE BELT" in the
Assembly section of this manual.
Adjustment
Nuts
Suspension
Arms
Lift
Links Front Mower
Bracket
Front
Bracket
Chassis
Bracket _,
Front
Bracket
Retainer
Spring
Anti-Sway
Bar Retainer
Sp_ngs
Springs
Bracket
23

TO LEVEL MOWER HOUSING
Adjust the mower while tractor is parked
on level ground or driveway. Make sure
tires are properly inflated (See =PROD-
UCT SPECIFICATIONS'). Iftires are
over or undednflated, you will not propedy
adjust your mower.
SIDE-TO-SIDE ADJUSTMENT
• Raise mower to its highest position.
•Measure height from bottom of deck
cud to ground level at front comers of
mower. Distance "A"on both sides of
mower should be the same.
•If adjustment is necessary, make adjust-
ment on one side of mower only.
• To raise one side of mower, tighten lift
linkadjustment nut on that side.
• To lower one side of mower, loosen lift
linkadjustment nut on that side.
NOTE: Each full turn of adjustment nut
will change mower height about 3/16".
• Recheck measurements after adjusting.
Bottom
F-V G,o.ndUno i-JT
FRONT-TO-BACK ADJUSTMENT
IMPORTANT: Deck must be level side-to-
side. If the following front-to-back adjust-
ment is necessary, be sure to adjust both
front links equally so mower will stay level
side-to-side.
To obtain the best cutting results, the
mower housing should be adjusted so the
front is approximately 1/8" to 1/2" lower
than the rear when the mower is in its
highest position.
Check adjustment on right side of tractor.
Measure distance =F" directly in front of
and behind the mandrel at bottom edge of
mower housing as shown.
•Before making any necessary adjust-
ments, check that both front links are
equal in length.
•If links are not equal in length, adjust
one link to same length as other link.
•Tolowerfrontof mowerhousing,loosen
nut"G" on beth front linksan equal
numberof turns.
•When distance"F"is 1/8" to 1/2"lower
at front thanrear,tightennut"H"against
trunniononboth frontlinks.
•Toraisefront of mowerhousing,loosen
nut"H"fromtrunnionon beth front links.
Tightennut=G"on bothfront linksan
equal numberof tums.
•When distance"F"is 1/8" to 1/2"lower
at front thanrear,tightennut "H"
againsttrunnionon both front links.
NOTE: Eachfull turnof nut"G" will
changedim. "F"by approximately3/8".
•Recheckside-to-sideadjustment.
Mandrel
BothFrontUnksShouldbel_qualin Length
Nut"H'_
Lthl_
24

TO REPLACE MOWER DRIVE BELT
MOWER DRIVE BELT REMOVAL
• Park tractor on a level surface. Engage
parking brake.
•Remove screws from left hand mandrel
cover and remove cover.
•Roll belt over the top of left hand man-
drel pulley.
•Remove belt from electric clutch pulley.
•Remove belt from idler pulleys.
•Remove any dirt or grass clippings
which may have accumulated around
mandrels and entire upper deck sur-
face.
•Check primary idler arm and two idlers
to see that they rotate freely.
-Be surespringis securelyhookedto pri-
maryidlerarm and boll inmowerhous-
ing.
MOWER DRIVE BELTINSTALLATION
•Installbeltinbothidlers. Make surebelt
is in both beltkeepersatthe idlersas
shown.
•Installnewbeltontoelectricclutchpul-
ley.
•Rollbeltintouppergrooveof left hand
mandrelpulley.
•Carefullycheckbelt routingmakingsure
beltis inthe groovescorrectlyand
insidebeltkeepers.
•Reassemblelefthandmandrelcover.
Left Hand Screws Idler
Mandrel Pulleys
Cover \
Drive Belt
Mandrel
Primary Belt
Idler Arm Keepers
25

TO REPLACE MOWER BLADE DRIVE
BELT
Park the tractoronlevelsurface. Engage
parkingbrake.
Removemowerdrivebelt(See '*TO
REPLACE MOWER DRIVE BELl" in
thissection of thismanual).
• Removemower(See "TOREMOVE
MOWER"in thissectionofthismanual).
• Removescrewsfrom right handman-
- drel coverand removecover. Unhook
springfrom bolton mowerhousing.
•Carefullyrollbeltoff righthandmandrel
pulley.
• Removebeltfrom centermandrelpul-
ley,idlerpulley,and lefthand mandrel
pulley.
•Removeany did orgrasswhichmay
have accumulatedaroundmandrelsand
entireupperdeck surface.
LeftHand
iChecksecondan/idlerarm and id/erto
see thatthey rotatefreely.
Be surespringis hookedin secondary
idlerarm and sway-herbracket.
Installnew beltinlowergrooveof left
handmandrelpulley,idlerpulley,and
centermandrelpulleyas shown.
_Roll beltoverrighthand mandrelpulley.
Make surebeltis in allgroovesproperly.
Reconnectspring to boltin mower
housingandreinstalldghthand mandrel
cover.
•Reinstallmowerto tractor(See
"INSTALLMOWER AND DRIVE BELT"
inthe Assemblysectionofthismanual).
•Reassemblemowerdrivebelt (See "TO
REPLACE MOWER DRIVE BELT"in
thissectionof thismanual).
Mower Blade • Center
Ddve Belt Mandrel Idler
Pulley
Right Hand
• Mandrel
Cover
IdlerArm
Sprin
Anti-Sway-Bar
Bracket Screw
TO ADJUST ATTACHMENT CLUTCH
The electric clutch should provide years of
service. The clutch has a built-in brake
that stops the pulley within 5 seconds.
Eventually, the intemal brake will wear
which may cause the mower blades to not
en_age, or, to not stop as required.
_,djustmants should be made by your
_earest authorized service center/depart-
"nent. ""_ -
, Make sure attachment clutch and igni-
tion switches are in "OFF" position.
, Adjust the three nylon Iocknuts until
space between clutch plate and rotor
measures .012" at all three slot loca-
tions cut in the side of brake plate.
Rotor ClutchPlate
\
L_'_ Broke Plate
NOTE: After installing anew electric
clutch, run tractor at full throttle and
engage and disengage electric clutch 10
cycles to wear in clutch plate.
TO ADJUST BRAKE
Your tractor is equipped with an adjustable
brake system which is mounted on the left
side of the transaxle.
If tractor requires more than six (6) feet
stopping distance at high speed in high-
est gear, then brake must be adjusted.
Depress clutch/brake pedal and engage
parking brake.
•Measure distance between brake opero
ating arm and nut "A"on brake rod.
•If distance is other than 1-3/4", loosen
jam nut and turn nut "A" until distance
becomes 1-3/4". Retighten jam nut
against nut "A'.
•Roadtesttractorforproperstopping
distance as stated above. Readjust if
necessary. If stopping distance is still
greater than six (6) feet in highest gear,
further maintenance is necessary.
Contact your nearest authorizedser-
vice center/department.
26

Operating'--_
Arm
Nut "A"
Jam Nut
TO REPLACE MOTION DRIVE BELT
Park the tractor on level surface. Engage
parkingbrake. For ease of service there
msa belt installation guide decal on bottom
of left footrest. It is not necessary to
remove mower.
BELT REMOVAL -
•Engage parking brake (creates slack in
belt).
•Remove mower drive belt from electric
clutch pulleyonly (See ='1"0REPLACE
MOWER DRIVEBEL'F" in this section of
this manual).
• Roll motion drive belt off transaxle pul-
ley.
Roll belt off clutching idler pulleys, then
off engine pulley and front V-idler pulley.
Pull belt out of all belt keepers.
BELT INSTALLATION -
• Place V part of belt into grooves on
engine pulley and front V-idler, making
sure to route belt inside of belt keepers.
• Put belt coming from V-idler above
midspan belt keeper, then onto clutch-
ing idler pulleys as shown.
• Make sure V part of belt engages V-
idler.
• Place belt around transaxle pulley,
beginning at top.
V part of belt should engage transaxle
pulley.
•Place long lower section of belt through
loop in midepan belt keeper.
• Check to be sure belt is on proper side
of all belt keepers.
• Reinstall mower drive belt onto electric
clut-ch-pulley.
IMPORTANT: Check brake adjustment.
Engine Clutching _.1 " '"
_.utcnmg Belt
Pulley Flat Idler Idler\_
\Above_,_ _::=.. KeePer
\V-Idler ° ,_mk=/i[-'l-J
.Keeper,Bat 2. I
.,,_r_._._j Pulley Pulley
As Wewed from Bottom
TO ADJUST STEERING WHEEL ALIGN-
MENT
If steedng wheel crossbars are not hod-
zontal (left to right) when wheels are posi-
tioned straight forward, remove steedng
wheel and reassemble per instructions in
the Assembly section of this manual.
FRONT WHEEL TOE-IN ADJUSTMENT
Front wheel toe-in is required for proper
steering operation. Toe-in was set at the
factory and adjustment should not be nec-
essary. If parts in the front axle or steedng
mechanism have been replaced or dam-
aged, check toe-in and adjust if necessary.
TO CHECK TOE-IN
•Position front wheels straight ahead.
•Measure distance between wheels at
front and rear of tires (dimensions "A"
and "B").
•Front dimension "A• should be 1/8" to
1/4" less than rear dimension =B".
TO ADJUST TOE-IN
• Loosen jam nuts at adjustment sleeves
on tie rod.
• Adjust tie rod until dimension "A" is 1/8"
to 1/4" less than dimension "B".
• Tighten jam nuts securely.
FRONT WHEEL CAMBER
The front wheel camber is not adjustable
on your tractor. If damage has occurred to
affect the front wheel camber, contact your
nearest authodzed service center/depart-
ment.
AdjustmentSleeves
Jam Nuts
27

TO REMOVE WHEEL FOR REPAIRS
FRONTWHEEL
• Blockupaxle securely.
•Removeaxlecover, retainingringand
weshemto allowwheelremoval.
•Repairtireand reassemble.
•Replasewesheraand snapretaining
ringsecurelyin axle groove.
•Replaceaxle cover.
I_EARWHEEL -
•Blockrearaxle securaly.
•Removefive (5) hubboltsto allow
wheelremoval.
• Repairtireand reassemble. Replace
andtightenhub bolts securely.
NOTE: Toseal tire puncturesandprevent
fist tiresdueto slowleaks,tiresealant
maybe purchasedfrom yourlocalparts
dealer.Tire sealantalsopreventstiredry
rotandcorrosion.
•Connect the other end of the BLACK
cable to good CHASSIS GROUND,
away from fuel tank and battery.
TO REMOVE CABLES, REVERSE
ORDER -
•BLACK cable first from chassis and
then from the fully charged battery.
•RED cable lest from both batteries.
"Positive"(+) *Ne_ltive" (-)
L.H. Panel [_-_ql
REPLACING BATTERY
4,CAUTION: Do not short battery termi-
nals by allowing a wrench or any other
object to contact both terminals at the
same time. Before connecting battery,
Washers _remove metal bracelets, wristwatch
RetainingRing _ m'_'__ bands,rings,etc.
Positive terminal must be connected first
AxleC%XX__) grounding.
•Lift hood to raised position.
•Remove terminal guard.
•Disconnect BLACK battery cable then
RED battery cable and carefully remove
to preventsparkingfromaccidental
TO START ENGINE WITH A WEAK batteryfromtractor.
BATTERY -Installnew batterywithterminalsin
ACAUTION: Lead-acid batteries gener-
ate explosive gases. Keep sparks, flame
and smoking materials away from batter-
ies. Always wear eye protection when
around batteries.
If your battery is too weak to start the
engine, it should be recharged. (See
"BATTERY" in the MAINTENANCE sec-
tion of this manual).
If '1umper cables" are used for emergency
;tatting, foflo_vthis procedure:
MPORTANT: Your tractor Is equiped with
112 volt negative grounded system. The
)ther vehical must also be a 12 volt nega-
ive grounded system. Do not use your
ractor battery to start other vehicles.
"(3ATTACH JUMPER CABLES -
Connect each end of the RED cable to
the POSITIVE (+) terminal of each bat-
tery, taking care not to short against
chassis.
Connect one end of the BLACK cable to
the NEGATIVE (-) terminal of fully
chargeo'_'t_attery.
same position as old battery.
Reinstall terminal guard.
First connect RED battery cable to post,
tive (+) battery terminal with hex bolt
and keps nut as shown. _ghten secure-
=,
*_ormect BLACK grounding cable to
negative (-) battery terminal with
remaining hex bolt and keps nut.
Tighten
securely.
•Close terminal access doors.
• Close hood.
Door/
(Red) Cable
Guard Negative
(Black)Cable
28

TOREPLACEHEADLIGHTBULB
• Raisehood.
•Pull bulb holder out of the hole in the
backaide of the grill.
•Replace bulb inholder and push bulb
holder securely back into the hole in the
backside of the grill.
• Close hood.
INTERLOCKS AND RELAYS
Loose or damaged wiring may cause your
• tractor to run poorly, stop running, or pre-
vent it from starting.
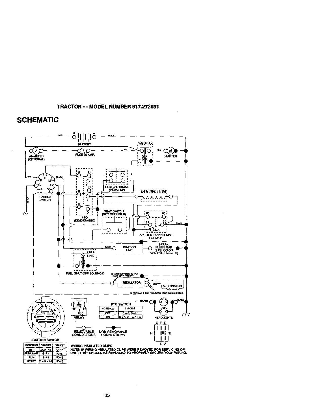
•Check wiring. See electrical widng dia-
gram in the Repair Parts section.
TO REPLACE FUSE
Replace with 30 amp automotive-type
plug-in fuse. The fuse holder is located
behind the dash.
TO ADJUST ATTACHMENT UFT
SPRING
•While holding spring bushing with
wrench, loosen jam nut.
•Turn adjustment bolt clockwise to
extend spring and reduce lifteffort for
heavier attachments.
•Turn adjustment bolt counterclockwise
for lighter attachments.
•Retighten jam nut against spring bush-
ing.
IMPORTANT: Do not adjust for maximum
spring tension when using light attach-
ments such as amower. Adjust lift lever
spring to aid in lifting attachment. Do not
overpower spring. When removing attach-
ment, always adjust spring tension to its
lowest position.
AdjustmentBolt SpringBushing
Hood
Headlight
Wire
Connector
ENGINE
Maintenance, repair, or replacement of the
emission control devices and systems,
which are being done at the customers
expense, may be performed by any non-
road engine repair establishment or indi-
vidual. Warranty repairs must be per-
formed by an authorized engine manufac-
turer's service outlet.
TO ADJUST THRO'I-FLE CONTROL
CABLE
The throttle control has been preset at the
factory and adjustment should not be nec-
essary. Check adjustment as described
below before loosening cable. If adjust-
ment is necessary, proceed as follows:
•With engine not running, move throttle
control lever to fast position.
•Check that swivel is against side of
quarter circle. If it is not, loosen cable
clamp screw and pull cable back until
swivel is against quarter circle. Tighten
cable clamp screw securely.
Clamp
Quarter Circle
,/
Jam Nut
TO REMOVE HOOD AND GRILL
ASSEMBLY
•Raise hood.
Unsnap headlight wire connector.
•Stand in front of tractor. Grasp hood at
sides, tilt toward engine and lilt off of
tractor.
•To replace, reverse above procedure.
29

TO ADJUST CHOKE CONTROL
The chokecontrolhas beenpresetat the
factoryand adjustmentshouldnotbe nec-
essary. Checkadjuslmantas described
belowbeforelooseningcable. If adjust-
ment is necessary,proceedas follows:
•With enginenot running,movechoke
control(locatedon dashpanel)to full
chokeposition.
_•Removeaircleaner cover,filter andcar-
tridgeplateto exposecarburetorchoke
(see "AIRFILTER"inthe Maintenance
sectionof thismanual).
•Choke shouldbe closed.If it is not,
loosencasingclampscrewand move
chokecableuntilchokeis completely
closed.Tightencasingclampscrewse-
curely.
•Reassembleair cleaner.
Choke Closed
Screw
Lever
TO ADJUST CARBURETOR
The carburetor has been preset at the fac-
tory and adjustment should not be neces-
sary. However, minor adjustment may be
required to compensate for differences in
fuel, temperature, altitude or load. If the
carburetor does need adjustment, proceed
as follows:
In general, turning the mixture screw in
(clockwise) decreases the supply of fuel to
the engine giving a leaner fuel/air mixture.
Turning the mixture screw out (counter-
:,lockwise) increases the supply of fuel to
the engine giving a richer fuel/air mixture.
iMPORTANT: Damage to the needles and
:he seats in carburetor may result if screw
s turned in too tight.
IdleMixture
Screw
PRELIMINARY SETTING
•Be sure you have a clean air filter, and
the throttle control cable and choke are
adjusted properly (see above).
•With engine off tum idle mixture screw
In (clockwise) closing it finger tight and
then turn out (counterclockwise) 1-1/4
to 1-1/2 tums.
FINAL SETTING
•Start engine and allow to warm for five
minutes. Make final adjustments with
engine running and shift/motion control
lever in neutral (N) position.
•With throttle control lever in slow posi-
tion, hold throttle lever against idle
speed screw and adjust idle speed
screw to obtain 1200 to 1400 RPM.
•While still holding throttle lever against
idle speed screw, turn idle mixture
screw In (clockwise) until engine begins
to die and then turn out (counterclock-
wise) until engine runs rough, Turn
screw to a point midway between those
two positions.
•Continue to hold throttle lever against
idle speed screw and adjust idle speed
screw to obtain 900 to 1200 RPM. Re-
lease throttle lever.
ACCELERATION TEST
• Move throttle control lever from slow to
fast position. If engine hesitates or dies,
turn idle mixture screw out (counter-
clockwise) 1/8 turn. Repeat test and
continue to adjust, if necessary, until
engine accelerates smoothly.
High speed stop is factory adjusted. Do
not adjust - damage may result.
IMPORTANT: Never tamper with the
engine governor, which is factory set for
proper engine speed. Overspeeding the
engine above the factory high speed set-
ting can be dangerous. If you think the
engine-governed high speed needs
adjusting, contact your nearest authorized
service center/department, which has
proper equipment and experience to make
any necessary adjustments.
Idle Speed £i--l-_r-----_
Screw_
Idle
Throttle -Mixture
Lever Screw
3O

Immediatelyprepareyourtractorfor stor-
age at the end of the season or if the trac-
tor will not be used for 30 days or more.
,A CAUTION: Never store the tractor with
gasoline in the tank inside a building
where fumes may reach an open flame or
. spark. Allow the engine to cool before stor-
ing in any enclosure.
TRACTOR
Remove mower from tractor for winter
storage. This will allow you to clean it thor-
oughly. Remove all dirt, grease, leaves,
etc. Store in aclean, dry area.
•Clean entire tractor (See =CLEANING"
in the Maintenance section of this man-
ual).
•Inspect and replace belts, if necessary
(See belt replacement instructions in the
Service and Adjustments section of this
manual).
•Lubricate as shown in the Maintenance
section of this manual.
•Be sure that all nuts, bolts and screws
are securely fastened. Inspect moving
parts for damage, breakage and wear.
Replace if necessary.
•Touch up all rusted or chipped paint sur-
faces; sand lightly before painting.
BATTERY
•Fully charge the battery for storage.
•After a period of time in storage, battery
may require recharging.
•To help prevent corrosion and power
leakage during long periods of storage,
battery cables should be disconnected
and battery cleaned thoroughly (see
"TO CLEAN BATTERY AND TERMI-
NALS" in the Maintenance section of
this manual).
•After cleaning, leave cables disconnect-
ed and place cables where they cannot
come in contact with battery terminals.
• If battery is removed from tractor for
storage, do not store battery directly on
concrete or damp surfacas.
ENGINE
FUEL SYSTEM
IMPORTANT: It is important to prevent
gum deposits from forming in essential
fuel system parts such as carburetor, fuel
filte_el hose, or tank during storage.
Also, experience indicates that alcohol
blended fuels (called gasohol or using
ethanol or methanol) can attract moisture
which leads to separation and formation of
acids during storage. Acidic gas can dam-
age the fuel system of an engine while in
storage.
•Drain the fuel tank.
•Start the engine and let it run until the
fuel lines and carburetor are empty.
•Never use engine or carburetor cleaner
products in the fuel tank or permanent
damage may occur.
•Use fresh fuel next season.
NOTE: Fuel stabilizer is an acceptable
alternative in minimizing the formation of
fuel gum deposits during storage. Add sta-
bilizer to gasoline in fuel tank or storage
container. Always follow the mix ratio
found on stabilizer container. Run engine
at least 10 minutes after adding stabilizer
to allow the stabilizer to reach the carbure-
tor. Do not drain the gas tank and carbure-
tor if using fuel stabilizer.
ENGINE OIL
Drain oil (with engine warm) and replace
with clean engine oil (See =ENGINE" in
the Maintenance section of this manual).
CYLINDER(S)
•Remove spark plug(s).
•Pour one ounce of oil through spark plug
hole(s) into cylinder(s).
•Turn ignition keyto "START" position for
a few seconds to distribute oil.
•Replace with new spark plug(s).
OTHER
•Do not store gasoline from one season
to another.
•Replace your gasoline can if it starts to
rust. Rust and/or dirt in your gasoline will
cause problems.
•If possible, store your tractor indoors
and cover if to give protection from dust
and dirt.
•Cover your tractor with a suitable protec-
tive cover that does not retain moisture.
Do not use plastic. Plastic cannot
breathe, which allows condensation to
form and cause your tractor to rust.
IMPORTANT: Never cover tractor while
engine and exhaust areas are still warm.
31

TROUBLESHOOTINGCHART
PROBLEM
WUlootstart
Hard to start
Engine will not turn
_ver
;ngine clicks but
lill net start
CAUSE
*Out of fuel.
•Engine not "CHOKED"
properly.
• Engine flooded.
• Badsparkplug.
• Dirtyair filter.
• Dirtyfueltilter.
• Waterinfuel.
• Loose or damaged wiring.
•Carburetor out of adjust-
ment.
•Enginevalvesoutof
adjustment.
•Dirty air filter.
•Bad spark plug.
•Weak or dead battery.
•Dirty fuel filter.
• Stale or dirty fuel.
•Loose or damaged wiring.
•Carburetor out of adjust-
ment.
•Engine valves out of
adjustment.
•Clutch/brake pedal not
depressed.
•Attachment clutch is
engaged.
•Weak or dead battery.
•Blown fuse,
•Corroded battery termi-
nals.
•Loose or damaged widng.
•Faulty ignitionswitch.
•Faulty solenoid or starter.
•Faultyoperatorpresence
switch(as).
•Weak or dead battery.
Co_odedbatterytermi-
nala.
•Loose ordamagedwidng.
•Faultysolenoidorstarte_
CORRECTION
i • Fill fuel tank.
I° See "TO START ENGINE" in
Operation section.
•Wait several minutes before
attempting to start.
•Replace spark plug.
• Clean/replace air fitier.
•Replace fuel tilter.
I• Drain fuel tank and carbure-
tor, refilltank with fresh
gasoline and replace fuel ill-
tar.
•Check all wiring.
•See "To Adjust Carburetor"
in Service and Adjustments
section.
•Contact an authorized ser-
vice center.
• Clearv'replace air tilter,
•Replace spark plug.
•Recharge or replace battery,
•Replace fuel filter.
I • Drain fuel tank and refillwith
fresh _soline.
I" Check all wiring.
•See "To Adjust Carburetor"
in Service and Adjustments
section.
!•Contact an authorized ser-
vice center.
b
•Depress clutclvbrake pedal.
•Disengage attachment
clutch.
•Recharge or replace battery.
•Replace fuse.
•Clean battery terminals.
i•Check all wiring.
•Check/replece ignition
switch.
•Check/replace solenoid or
starter.
•Contact an authorized ser-
vice center.
Rechargeorreplace battery.
Clean batteryterminals.
Checkall wiring.
•Check/replacesolenoidor
starter.
32

TROUBLESHOO_NG CHART
PROBLEM CAUSE
Lees M power
Excessive vibration
Engine continues to
run when operator
leaves seat with at-
tachment dutch
engaged-
Poor cut-uneven
• Cuffing too much
graes/too fast.
• Throttle in "CHOKE" posi-
tion.
• Build-up of grass, leaves
and trash under mower.
• Dirty air rifler.
•Low oil level/dirty oil.
•Faulty spark plug.
•Dirtyfuel filter.
•Stale ordirtyfuel.
•Water in fuel.
•Spark plug wire loose.
• Dirty engine air
screen/fins.
•Dirty/clogged muffler.
• Loose or damaged wiring.
•Carburetor out of adjust-
menL
•Enginevalvesoutof
adjustmenL
•Wom, bent or loose blade.
•Bentblade mandrel.
•Loose/damagedpart(s).
•Faultyoperator-safety
presencecontrolsystem.
•Worn, bent or loose blade.
• Mower deck notlevel.
•Buildupofgrass,leaves,
andtrashundermower.
•Bentblade mandrel.
• Cloggedmowerdeckvent
holesfrombuildupof
grass,leaves,andtrash
aroundmandrels.
CORRECTION
, Set in "Higher Cut" posi-
tion/raduce speed.
•Adjust throttle control.
•Clean underside of mower
housing.
•Clean/replace air filter.
•Check oil lovel/change oil.
•Clean and regap or change
spark plug.
•Replace fuel filter.
•Drain fuel tank and refillwith
fresh gasoline.
•Drain fuel tank and carbure-
tor, refill tank with fresh
gasoline and replace fuel fil-
ter.
•Connect and tighten spark
plug wire.
•Clean engine air screen/fins.
•Clean/replace muffler.
•Check all wiring.
•See "ToAdjust Carburetor" in
Service and Adjustments
section.
•Contact an authorized ser-
vice center.
•Replace blade. 13ghten blade
bolt.
•Replace blade mandrel.
• Tighten loose port(s).
Replace damaged pads.
•Check wiring, switches end
connections. If not
corrected, contact an autho-
rized service center/
department
•Replace blade. Tighten
blade bolt.
•Level mower deck.
•Clean underside of mower
housing.
•Replace blade mandrel.
•Clean around mandrels to
open vent holes.
33

TROUBLESHOOTING CHART
PROBLEM CAUSE CORRECTION
Mower blades will • Obstruction in clutch mech- • Remove obetruction.
not rotate anism.
•Worn/damaged mower i• Replace mower drive belt.
drive belt.
•Frozen idler pulley. •Replace idler pulley.
•Frozen blade mandrel. • Replace blade mandrel.
Poor grass dis-
charge
Headlight(s)not
working(if so
equipped)
Batterywillnot
charge
Engine =backfires"
when turning engine
"OFF"
•Engine speed too slow.
• Travel speed too fast.
•Wet grass.
•Mower deck not level.
•Low/uneven tire air pros-
sure.
•Worn, bent or loose blade.
•Buildup of grass, leaves
and trash under mower.
•Mower ddve belt wom.
•Blades improperly installed.
•Improper blades used.
•Clogged mower deck vent
holes from buildup of
grass, leaves, and trash
around mandrels.
•Switch is "OFF".
•Bulb(s) burned out.
•Faulty light switch.
•Loose or damaged widng.
•Blown fuse.
•Bad batterycell(s).
•Poorcableconnections.
•Faultyregulator(ifso
equipped).
•Faultyalternator.
•Enginethrottlecontrolnot
set at =SLOW"positionfor
30 secondsbeforestopping
engine.
i • Place throttle control in
"FAST" position.
•Shift to slower speed.
•Allow grass to dry before
mowing.
•Level mower deck.
•Check tires for proper air
pressure.
•Replecelsharpen blade.
Tighten blade bolt.
•Clean underside of mower
housing.
•Replace mower drive belt.
•Reinstall blades sharp edge
down.
•Replace with blades listed in
this manual.
•Clean around mandrels to
open vent holes.
•Tum switch=ON".
•Replacebulb(s).
•Check/replacelightswitch.
•Checkwiringandconnec-
tions.
•Replacefuse,
• Replace battery.
•Check/cleanall connec-
tions.
Replaceregulator.
•Replace aifemator.
•Movethrottlecontrolto
=SLOW"positionand allow
to idlefor 30 secondsbefore
stoppingengine.
34

TRACTOR- - MODELNUMBER917.273031
SCHEMATIC
[
AMMETER
fIGNITIO_ SWITCH
.ELA_
0
REMOVABLE
CONNEC_ONS
IGNITION SWI'FCH
- ;llllll -
BAI3"ERY =SOLENOID
;c---i i ;_
,L---IO_ b-------_ :0_
t _ E I
iiH I
i 8 _p t ELECTRIC CLUTCH
i I I
• .... "_ J (NOT OCCUPIED) rj
PTO _........ , |
I
_._ J......... J OPERATOR PRESENCE
R£LAY 01
SPARK
__ IGN _TION PLUGS GAP
'- .... _:L;EL; L uNrr (E_UGE CH
I= LINE I J "_i_N CYL ENGINES)
FUEL SHUT-OFF SOLENOID
_REGIJ_T_'__
PTO SWITCH ep__
pOSITION CIRCUIT
OFF G+G_B*
ON C+ FIB÷ E,A+D HEADLIGHT S
GFC
•
NON-REMOVABLE
CONNECTIONS H B
DA
WIRING INSULATED CUPS
NOTE: IF WIRING INSULATED CUPS WERE REMOVED FOR SERVICING OF
UNIT, "i_EY SHOULD BE REPLACED TO PROPERLY SECURE YOUR WIRING.
35

TRACTOR - - MODEl. NUMBER 917.273031
ELECTRICAL
41
22

TRACTOR - - MODEL NUMBER 917.273031
ELECTRICAL
KEY PART
NO. NO. DESCRIPTION
1 144926 BattePJ
2 74760412 Bolt Hex Head 1/4-20 x 3/4
8 7603J Tray, Batterj
10 145211 Bolt 1/4-20 x 7.5 Z_c
11 150109 Hold down Battery Dash Mount
12 145769 Nut push Nylon 1/4"
16 153664 Switch Interlock push-In
19 STD551125 Wasiler, Lock 1/4
20 73350400 Nut, Jam He:( 1/4-20
21 161785 Harness, Light
22 4152J Bulb Light
24 4206J Cabk_, Battery
25 146149 Cable, Battery
26 108824X Fuse
27 73510400 Nut, Keps Hex 1/4-20 UNC
28 4207J Cable, Ground
29 160784 Switch, Ptunger
30 163.968 Switch, Ign
33 140403 Key, IgcdiJon
40 164417 Harness Ign.
41 17720408 Screw 1/4-20 x 1/2
42 131563 Cover, Terminal
43 145673 Solenokl
45 122822)( Ammeter
50 154963 Switch, PTO
70 164767 Harness F-J_ne
81 109748X Relay Asm.
83 163996 Socl(et. Lk_ bulb
NOTE: All component dimer,_ons given lb U.S. lbches
1 inch = 25.4 mm
37

TRACTOR - - MODEL NUMBER 917.273031
CHASSIS AND ENCLOSURES
122
38

TRACTOR - - MODEL NUMBER 917.273031
CHASSIS AND ENCLOSURES
KEY PART KEY PART
NO. NO. DESCRIPTION NO. NO.
1 150253 Rail, Frame RH 50 152728 .
2 140506 Drawbar, Gt 52 STD541431
4 73800700 Nut, L(_kRex 7/16Unc 56 155914
5 163975 DashYTGT2Cyt 58 137113
6 157882 Dash, Lower Vgt One Piece 60 17490620
7 17720408 Screw, TndCut 114-20xi/2 63 19131514
8 145166 Support, Batterj 67 156793
14 161023X558 HondAsm., PntYTGT 68 17480508
15 160568 Len_AsmHeadllghtBer 70 137159
16 121794X Cover, Access 84 142992
17 17490612 Screw, Thdro_ 3/8-16x314 85 144911
18 160564X558 GnJle 86 74760716
19 19131312 Washer 13/82x13/16x12Ga. 88 STD551143
20 STD523715 Bolt, FinHex 3/6-16xl
21 STD541437 NutCrownlock 3/8-16Unc 90 STD551237
23 17490616 Sc_ewTndrol 3_-16xlTy-Tt
24 145243X558 Footrest, RH 91 156586
28 145244X558 Footrest, LH 95 105531X
30 145051X014 Saddle. SlkscrVgt 106 138776
31 161419 Brace, Supt 1-pc VGT Steedng
32 161327 Bracket, Pivot Chassis Lh 120 19131616
33 161326 Bracket, Pivot Chassis Rh 122 161464
34 142131 Bracket. Engine Support Rear 130 17521312
35 19111116 Washer 11/82x11/16x16Ga. 137 74780716
36 74780512 Bolt, FinHex 5/16-18x3/4 138 163975X428
37 163981X558 Fender YTG'r PNT WO/SH Cup 139 161330
558 140 163806
39 136961 Bracket' Axle Front 141 1638G5
40 156111 Bracket, SupportAx_JEngine 142 161897
42 72140608 Bolt. Carriage 3i6-16xl 144 161900
43 136939 Bracket' Spnsn Front Lh 147 162967
44 136940 Bracket'SpnsnFrontRh 148 164655
45 154913 BracketAsm.,SuspChassisRh 150 161237
47 17490608 ScrewTndroL 3/8-16 x 1/2 NOTE:
DESCRIPTION
Bracket, Chassis Front
Nut, Crownlod( 5/16-18 Unc
Bracket Asm,, Susp Chass_ Lh
Bracket Asm., Fender
ScrewThdrol. 3/8-16 x 1-114
Washer 13/32 x 1 x 14 Ga.
Guide, Belt Gear Drive
ScrewThdrol. 5/16.18x 1/2
Guide, Belt Mid Span
Stop, Over Center Mower
Bracket, Support Tmnsaxte
Bo_tF3n Hex 7116-14 UNC x 1
Washer. Lock Hvy Hid S W
7/16
Washer, Lock External Tooth
3/8
Rail, Frame Lh
Push Nut, Nylon
Screw, Tndr_ Hex Head ;Snc
Mwr
Washer 13/82 x I x 16 Ga.
Screw Hex Wshd 8-18 x 7/8
Screw Sltd H Hd W/Tin Washer
Bolt Fin Hex 7/16-14x I Gr. 5
Cupholder Y'FGT
Bo, Shoulder 5/16-18 "Jr
Magnet YTGT
Stdker Plate YTGT
Bracket Dash Rh
Bracket Dash Lh
Fastener Nut Pa_
Extrusion Bumper
Duct Heat Hood GTCV
All component dimensions given _1U.S. inches
1 inch =25.4 mm
39

TRACTOR - - MODEL NUMBER 917.273031
GROUND DRIVE
39
37 36
40

TRACTOR - - MODEL NUMBER 917.273031
GROUND DRIVE
KEY PART
NO. NO, DESCRIPTION
1 9858M1 Key.Woodruff 36 149412
3 7563R Washer, Thrust, A_e 37 121749X
4 17490508 ScrewThdrolS/16-18x3/4 38 150035
5 STD541437 Nut.Crownloc_ 3/8-16 39 74321016
6 STD561210 Pin, Cotter 40 5304.1
7 149176 Wheet. HubAssembly 41 73661000
8 12000(]_4 Klip, Ring 42 8883R
9 140080 Bolt, Hub 46 145170
10 142509 Disc, Brake 47 138228
11 136927 Yoke, Brake Disc 48 72110612
12 73750800 Nutlook 1/2-20 Unf
13 139419 Washer. Special 50 131494
14 138901 Bushing 51 STD541437
15 STD551037 Washer 15/32x13/16x16Ga. 52 139123
16 143012 Set. Screw 1/4-28 x 3/4 53 207J
17 126gO9X Spdrlg 54 161590
18 137104 Lever. Brake 55 105706X
19 136926 Cam, Brake Disc 56 137153
21 23260412 Screw, RatHead 1/4-28x3/4 57 141756
22 633AI09 Geamohifl,LeverAssembly 59 122253X
23 106932X Knob 60 122268X
24 136925 Suppod, PuokBrake 61 137524
25 136923 Puck, BrakeTop 62 STD551143
26 137552 Spdng, Return 63 74760720
27 17490528 Screw. He)( Wsh "l_d. 64 154752
5/16-18 X 1-3/4 65 67609
28 73350600 Nut, Hex,._m 3/8-16 66 140296
29 137213 Brake, Rod 67 19131312
30 19131616 Washer 13/32 x I x 16 Ga. 68 5142H
34 124236X Cap, Plunger 69 136327
35 137648 Rod, Parldng Brake 117 73900600
KEY PART
NO. NO. DESCRIPTION
Spdng, Drive Ground
Washer 25/32 x 1-1/4 x 16 Ga.
Ny,ner
Screw, Fin. #10-24 x 1
Actuator, Interlock Switch
Locknut #10-24
Cover, Pedal
Retainer, Spring
Clutch Rod
Bo_ Carriage 3/8.16 x 1-1/2
Gr. 5
Pulley, Idler. Flat
NUt. Crownlook 3/8-16 UNC
Pulley. Idler. Grooved
Washer, Hardened
Clutch, An'n Assembly
Beadng, Idler
V-Belt
Bracket. Shift Rod, Hi-Lo
Shift Red, Hi4-o
Spring Clip, Connecting Link
Pulley, Transaxle
Washer. Lock 7/16
Beth Fin Hex 7116-14 x 1-1/4
Shalt. Clutch/Brake Pedal
Bolt, Shoulder
Washer. Hardened
Washer, Rat
Pin, Roll
Hub, Cover
Nut, Laok Fig. :_16 Uric
NOTE:All oomponentd_nenslensgivenk_U.S. inches
1 inch=25.4 mm
41

TRACTOR -- MODEL NUMBER 917,273031
STEERING ASSEMBLY
34
32
27
42
19
/
/-
/
/" 16
L15
23
22
31
17
3S
14
18@
42

TRACTOR - - MODEL NUMBER 917.273031
STEERING ASSEMBLY
KEY PART
NO. NO. DESCRIPTION
1 159944X428 Wheel, Steedng
2 137094 Axle Asm., Fro_
3 6855M F_ng, Grease
4 161849 Spindle Asm, LH
5 161848 Spk_dle Asm., RH
6 6266H Bearing, RaoeThrust Harden
7 121748X !fresher 25/32x1-5/Sx16Ga.
8 12000029 Ring, Kllp #T5304-75
9 121232X Cap, Spindle
10 74781044 Bott, Fin Hex 5/8-11 x 2-3/4
11 136518 Spacer Bearing A)de Front
12 73901000 Nut, Lock Range 5/8-11 Unc
13 121749X Washer 25/32 x 1-1/4 x 16 Ga.
14 STD551137 Washer, Lock Hvy Hid Spr 3_
15 STD541537 Nut, Lock Center 3_-24 UNF
16 145103 Shaft Asrn., Steedng
17 137347 Rod Asm., "i3eBall J Ball Vgt (Inc. Key No. 36-40)
18 137155 DraglW(, Ball Joint Sol'_l Vgt
19 156011 Suppo;t Asm., Steedng Vgt
20 163887 Boot, Steedng
21 159945 Adapter, Wheel Steedng
22 155105 Bushing, Strg. Blk
23 152927 Screw
25 STD523710 Bolt, Fkl Hex 3/8-16 x 1Gr, 5
26 159946X428 Cap, _rneel Steer_g
27 3366R Beadng, Col, Sltg.
28 17490612 Screw, Thrdrol 3/8-16x3/4
29 I o42"_x Bearl_,
30 12000034 Ring, KlipTruarc #5304-75
31 138136 Bushing, NylinerSnap
32 19111610 V_asher 11/3_ x 1 x 10 G_
33 $1_551131 W'_sher, Lock Hvy H_d Spr 5/16
34 STD523107 Bolt, HexHd 5/16-18x3/4
35 138059 Gear, Sector Stsering
36 137156 Tie Rod
37 73360600 Jam Nut RH l_read
38 1(_650X Joint AS_. Bal RH 11_ead
39 73700600 JamNut LH'nlmad
40 109851X Joint Asra. Ball LH "lTiread
41 155246 Bracket Switch Interlock VGT 9"/
42 17490508 ScrewThdrol 5/16-18xt/2Tyt
44 160135 Exlension, Steedng
45 19132411 Washer 13/":/':/'32x 1-1/20 x 11 Ga.
NOTE: AJlcompone_d_le_ns giveninU.S. k_,,es
1Inch=2,5.4mm
43

ENGINE TRACTOR - - MODEL NUMBER 917.273031
21_20
18 15
16 $ -_27 37 39
39 76
32 29
/
ISPARK ARRESTER KIT
44

ENGINE
TRACTOR - - MODEL NUMBER 917.273031
KEY
NO.
1
2
5
7
8
9
10
11
12
15
16
17
18
19
20
21
22
24
25
26
27
28
29
32
33
35
37
38
39
4O
41
42
43
45
47
48
51
54
55
65
69
74
75
76
79
PART
NO. DESCRIPTION
...... Eng_e (See Bceaadown) B&S Model NO.4O77"/7-0122-E1
161062 Muffler,Side 1-1/8 ° g6
13200300 Elbow STD 90 Dngrea 3/8 - 18 NPT
151396 Muffler Asm Guard
121361X Pulley V-Idler
150828 Keapef Asm. Belt Engine
1(To432X Bushing
140923 Clutch Bectdc
143996 Pulley Engale VGT Elect Clutch
151346 Tank Fuel Rear 3.50 Yt/Gt 96
109227X Pad Spacer
106082X Pad Spacer
161493 Cap Asm Fuel W/Gauge
13290300 Plug Oil Drain (Order From Engine Manufacturer)
164067 Contro_ Thro_e
17521312 Screw SLTD Hex HD W/PIn Washer
164068 Control Choke
S_:)551237 Washer Ext Tooth 3_
73920600 Nut Keps 3/8 - 24 UNF
3645J Bushing
139277 Stern Tank Fuel
7834R Fuel Line
132920 Spark Arrester K'd
17490508 Thdrol 5/16-18 x 1/2
STD541437 Nut Lock Hex w/lns. 318 -16
100405G0 Washer Lock Hv'/Hlcl Spr 5/16
123487X Clamp Hose
74780624 Bolt Fin Flex 3/8 -16 x 1-1/2
17490636 Screw'Ur 3/8-16 x 2-1/4 UNC
174s<_o64 Screw TT 3/8-16 x 4 UNC
126197X washer 1-1/200 X 15/32 ID X .250
STD551143 Washer Lock 7/16
150_80 Bolt He)( 7/16 -20 x 4-1/4 5 Ca. 1.38
128861 Nut Flange 1/4-20 Starter Nut
142040 Spacer Engine
19132007 Washor 13/32 x 1-1/4 x 7 Ga.
161064 Manifold Pipe VGT
19131414 Washer Flat 13/3Q x 7/8 x 14 Ga.
13280_ Nipple FSpe4-1/2
19131614 Washer 13/32 x 1 x 14 Ga.
165391 Gasket Muffler
162295 .EIx_w Streat Brass
163776 Shield Heat lutek
17490612 Screw Thdrol 3/8-16 x 3/4 _t:i7"
71070512 Screw Hex Hd Cap 5/16-18 x 3/4
NOTE: AllcompoeantdlrrlenS_.sghieninU,S. inches
1Inch= 25A mm
45

TRACTOR- - MODELNUMBER917.273031
SEATASSEMBLY
KEY- P_ART KEY PART
NO, NO. DESCRIPTION NO. NO. DESCR|PT|ON
1 140124 Seat . 14 72050412 Boit, Carriage 1/4-20 X 1-1/2
2 14_51 Bracket, Pivot Seat 15 121249X Spacer, Sp_
3 140675 Strap, Fsnder 16 123740X Spdng, Cpmn
4 127018X Bolt, Shoutder 5/16-18 x .62 17 123976)( Nut, LoCk 1/4 Lge Fig Gr. 5
5 145006 Clip, Push In, Hinged 18 19171912 Washer 17/32 x 1-3/16 x 12
6 STD541437 Nut, Crownl(x:k 3/6-16 Unc Ga.
7 124181X Spdng. Seat Cprsn 19 120068X Knob, Seat 1/2-13 Unc
8 150176 Bo4t 5/16-18Uncx3/4w/Sems 20 124238X Cap, SpdngSeat
10 155925 Pan. Seat 21 153236 Bolt, Shoulder 5/16-18
" 12 121246X Bracket. MeantingSwitch 22 STD541431 Nut, CrOwutock 5/16-18Unc
13 121248X Bushing, Snap NOTE: All component dimensions given in U.S. inches
1 inch = 25,4 rmn
46

DECALS TRACTOR - - MODEL NUMBER 917.273031
7
6 3
21
12
10
KEY PART
NO. NO,
1 163257
2 164085
3 163916
4 163917
5149516
6 133644
7 163210
8 165407
9 163204
10 156439
11 4g00J
DESCRIPTION
Decal, DashPanel
Decal.Dash
Decal,Hood,Craftsman,RH
Decal, Hood,Craftsman,LH
Decal,BatteryDNGR/PSN
ENGAsm
Decsl,Maintenance
Decal Fender
DecalEngine
Decal,Fender.Craftsman
Decal,FenderDanger
Decal,CPutcWBrake
KEY PART
NO. NO.
12 146047
14 16O397
16 164065
19 138O47
21 1632O3
23 106202X
- - 138311
DESCRIPTION
Decal,V-BeltDriveSchemaic
Decal,V-BeJtSchematic
Decal,Im,ertS_g
BecaL MowerEZ3
Reflector,Ta,h_l_
Becal, HanoieUt HelghtAdjust
(uftHandZe)
Pad, FOOnSt
Manual Ownm's(Eng)
Manual,Owner's(Span)
WHEELS & TIRES
3
7
KEY PART
NO. NO. DESCRIPTION
1 5_1g2 Cap,Vak4e,Tim
2_13_ Stern,Valve
3 I0_,8X427 R;mAssembly,Front
11 1_2"/'/X427 Rm_sembly, Bear
4 813414 Tube,Front(S_ ItemOnly)
10 7154/ Tube,Rear(BenAceItemOfCy)
5 1G6230X TL'e,Fro_
9 10€_eSX "rim,Bear
6 278H F_ Greese(FrontWheel
C_y)
12 6856M Flt_ Grease
7 9040H Bin',rig, Range (Fret Whe_
o_y)
a _47sTx Ca__(F_t V_ Or_
;. 144334 Beelant,Tm(10oz.Tdoe)
NOt_:AecomponentdmemlonsgiveninU.,.S._ches
1kith: 25Amm
47

TRACTOR - - MODEL NUMBER 917.273031
LIFT ASSEMBLY
40 43 35 17
39 *_ 7O
42
34
7
30 1
\
15
48

TRACTOR - - MODEL NUMBER 917.273031
LIFT ASSEMBLY
KEY PART
NO. NO. DESCRIPTION
1 121006X Rod Asm., Lever
2 159187 Shefl Asm., LiftVgt
3 159189 Lever Asm., Ufl Rh
4 120000_Z E-Ring Truarc #5133-87
5 1929_O16 Washer 29i32x1-1/4x16Ga.
6 74780624 Bo_FInHex 3i8-16x1.1/2
7 125631X Grip, Handle Fluted
8 122365)( Button, Plunger
9 122364X Plunger, Button
10 2876H Spring 2-1/8"
11 146704 Lk_ Lift
12 163552 Retainer, Spring
13 139668 Arm, Suspension Vgt
14 140302 Bear;ng
15 STD541437 Nut,Crownlock 3/_-16Unc
16 674A247 Sp_ Asm., Ass_ Lilt
17 STD541237 Nut,ltexJarn 318-16Unc
18 143363 Bracket, Spdng Assist
19 STD551037 Washer 13i32x13/16x16Ga.
20 5328J Bolt, Adjust Spdng Assist
21 STD523710 Bolt, Fin Hex 3/8-10 x I
22 127218 Link, Front
23 STD52400e Retainer. Spdng
24 73350800 Nut, JamHex 1/2-13Unc
25 130171 Trunnion
25 73680800 Nut Crowrdock 1/2-13 Unc
29 150233 Trunnion, Infln Height
30 110e07X Nut, Special
31 19131016 Washer 13/32xS/Sx16Ga.
32 137150 Spdng, Conlw_sion Inf Hgt
33 760203(_ Pin, Cotter 3132 x 1/2
34 137167 Rod, A_ Lift
35 138057 Knob, lnf 3/8-16Unc
38 155097 Poini_r, Heighl In_,cator
39 123935X Piug, Hole
40 174_512 ScPaw He0(Wsh 5/16-18 x 3/4
41 73540600 Nut, Crownlock 3/8-24
42 19112410 Washer 11/32x1-1/2x10Ga.
43 123934X Scale, Indicator Height
70 145212 Nut Hex Flange Lock
72 ÷110452X Nut Push Phos & Og
NOTE: NJcomp<_entdimensionsgiveninU.S._nches
1inch= 25A mm
49

TRACTOR- - MODELNUMBER917.273031
MOWERDECK
46
49 41
32
31
116 117
3 118 ,
5O

TRACTOR - - MODEL NUMBER 917.273031
MOWER DECK
KEY PART
NO. NO.
1 164210
3 138457
5 STD624008
6 130832
8 850857
9 STD551137
10 140296
11 163819
12 129895
13 137553
14 137152
15 110485X
16 140329
18 STD533106
19 132827
20 145055
21 STD541431
22 134753
23 131267
24 I(Ya304X
25 149287
26 110452X
27 157788
28 19111016
29 131491
30 157722
31 129963
32 153531
33 137266
34 144945
35 1749G628
36 STD551037
37 131494
KEY PART
DESCRIPTION NO. NO. DESCRIPTION
DeckWeldment 38 156086 Keeper,Bett,idler
BraefletAsm.,Sway Bar 39 144917 Pulley,ldldr,Odven
RetainerSp_ 40 137273 Sprig, Secondary44/46/50 Vent
Azm,Suspsnsion,Rear(Sway 41 17490620 • Screw,_ 3J8-16x1-1/4 TyU
Bar) 42 122052X Spacer,Retainer
Bolt,Patched3i8-24x1-1/4Gr.8 43 144949 Arm,ldierSecoodar/
Washer,LockHw,,Unplated 3/8 44 133943 Washer,Hardened
Washer,HardBlade,Mower 45 145059 Cover,MandrelDeck
Vented 46 137729 Borew,Thdroll. 1/4-20x5/8
Stade,46"MowerDeckMulching 47 144959 V-Belt,Mower,Secondarj
Boadng, Ball, Mandrel#6204 48 148763 V-Bed,Mower,Pdmar/
SheltAsm.w/LowerBeadng 49 STD541437 Net,Crown/ock3/8-16UNC
(Include_KeyNo. 12) 50 72110612 Bo_t,Carriage 5/8-16x1-1i2G_5
Housfng,Mandrel 51 1533_0 WasherFefl
Bearing,Ba,, Mandrel 52 156493 PulleyIdier46"Prim.Ddve
Stdpper,MowerRound 72 19131616 Washer 13/32xlx16Ga.
Befl,Carriage 5/16-18 x 5/8 101 145579 Cover,Mulching
Bolt,Hex Head,Shoulder5/16-19 102 71161010 Screw
Balfle, Vo_lexMower46" 103 S'i_)551110 Washer,Lock #10
Nut, Crow_ock 5/16-18 UNC 104 19061216 Washer
Stiffener,Bracket 105 160793 LatshAsm.Bagger
Bracket,Deflector 1G6 2029J Nut,Weld
Cop, Steeve 116 137644 Bolt,Shoulder
Spring,Torsion,Deflector 117 133957 GaugeWheel
Nut, PUsh 118 73930600 Nut,Centedock3/8-16 UNC
Shield,DeflectorMower 119 19121414 Washer 318x7/8 x 14 Ga.
Washer 11/32xS/Sx16Ga. 126 144948 Arm,ldier,prlmae/Deck46"
Rod,Hinge 127 146763 Pulley,I_er, V-GrooveDim.4.25
Screw,"l]_dRollingWasherHead t28 191322(_ Washer13/32 x 1-3/8x 3Ga.
Washer,SpacerMowerVe_ted .- 166222 MowerSewlce46" (Standard
Pulley,Mand_ Deck-Orderseparatelymulching
Nut, Fig.Top LockCntr. 9/16 componentsKey Nea. 101-106)
Anchor,Sprig Deck46" -- 143651 MandrelAsm44/50 Ser_k:e
Screw,Thdroll 318-16x 1-3/4 Tyll (IncludeaKey Nos.8-10, 12-15,
Washer 13/32x 13/16 x 16 Ga, 31 and33)
Pulley, Idler, Rat NO'I1E: All c_nponent dimensions given k_ U.S. inches
1 bx:_ = 26,4 mm
51

TRANSAXLE TRACTOR - - MODEL NUMBER 917.273031
o'i
65"
74
73
3
5
6
2
15
25 24
52

TRANSAXLE TRACTOR - - MODEL NUMBER 917.273031
KEY PART
NO. NO.
1 4197R
2 12000034
3 4199R
4 4216R
5 4215R
5 4217R
7 62561"1
8 7402(_52
9 7392M
10 137261
11 4985R
12 6266H
13 4212R
14 137125
15 6276H
16 633A63
17 8118M
18 8740H1
19 122238X
20 4218R
21 6252H1
22 7810H
23 6262H
24 7393R
25 992R1
26 139111
27 4986R
28 122254X
29 6269H
3O 5855H
31 139538
32 6277H
33 #225B
34 73"-96H
35 4195R
36 4200R
37 7395H
38 160789
39 139536
40 13320400
41 1758&520
45 6271H
46 13060200
49 4895H
50 4222R
51 1529R
KEY PARr
DESCmP13ON NO. NO. DESCRIPTION
Axle Shaft 52 8119M Neeole Beadng
Retaining Ring 53 423OR Th.,ust Bearf_g Race
Final Drive Gear 54 4209R 3rd Reduc_on PlalO_l,Low
DifferentJidGear 55 4213R 461 Reduc_on Gear
Differential P_lon 56 4442R 3rd Reductk_ P_on Spacer
Differen_l Carder 57 4195R _d Reduction Gear Shaft
_Washer 58 4214R Rnal Ddve Pinion
BoB, Hex Head 3/8-24 x 3-1/4 59 4194R 1st Redustk_ Gear Shaft
(1"Thmed Leogth) 60 7528R 1st Reductk_ Shaft Spacer
Steel Ball 61 4208R 3rd Reduction Pl_len High
Spring Sh_t Fork Detent 62 4207R _R_ Gear
Shift Fork, High4.ow Range 63 7398H Needle Beadng
Thrust Beadng Race 64 42(_R Low Speed Gear and 2nd
4th Rnductidn Pihion Reduction Pinion Ouster
Shaft, Brake 65 4204R Reverse Gear
Snap Ring, Crescent Type 66 2898,1 Key, HI-Pro 1/8 x 17/32
High4.ow Range Gears 67 12000033 Klip Ring
Needle Bearing 68 4205R Intermediate Speed Gear
Sintered Iron Beadng 69 4206R Hk3h Speed Gear
Shift Fork Shaft, High-Low 70 13701-1 ThnJst Beadng Race
Range 71 633A69 Intermecrlnte and W_jh Spend
Differential Pinion Spacer C,tusidr Pinions
Differen_al Pinion Bush_ 72 139120 Input Shaft
Gdpco Centerlock Nut 3/8-24 73 4201R Low Speed Pit,ion
Shift Fork, R.H. 74 12000008 E-Ring
Oil Seal 75 1153R Revei_e Idler Gear
Sinternd Iron Beadng 77 6803J Neeole Beadng
SNft Fork Shaft 79 1167R Sealing Washer
ShlltFork, LH. 80 73360700 Nut, Hex, Jam 7116-20
Shift Shaft, High-Low Range 81 62701-1 Oil Seal
Oil Seal 82 136964 Reverse Idler Shaft
Pressure Relief Valve 84 5384J Gearshift Lever, Bent
Gearcase, Reverse Idler Shalt 85 2978/ Gearshift Cap
and Bee_rings,R.PL (Inctudes 86 633A85 Gearshift Ball Cover and Pin
Key No.0s 17,18, 25, 33, 50, 87 8739111 Shift Ls_/er Guide Ball, Keyed
63, 77 and 82) 88 4924H Spring
Dov_lP_ 89 19151516 Washer 15/32 x15/16 x16
Needle Beadng Gauge
ThnJst Bearing Race 90 1I0542X Shift Mechardsm Seal
4thReductlonGearShaft 91 19181511 Washer 9/16 x15/16 x12
4th Reductk_n _.-ear Spacer Gauge
Thrust Bearing Race 92 75J Gearshift Gate and
Gate Lower Shift VGT ReWomement
Geamase and Bearings, LPL 93 6274H Shftt Ban Cover Gasket
(IncludesKeyNumbers18,25, 94 76(_0412 CntterPln 1/8x3/4
49, 3O (2), 51 and 52) 96 159783 Screw HX W Hd Machine
PipePlug 1i2-14N.RT. 97 633A109 GeamhiftLeverAssembly
Bolt, Hex 5/16-18UNCx1-1/4 98 161823 Transax_,6Speed,
O,_Seal Complete Ass_
Pipe Plug 114-18 N.P.T,
Needle Bearing NOTE: All component dmensidns given in U.S, inches
Nendid Bearing 1 k'lch= 25.4 rtlrN
Nend_ Baar_g
53

TRACTOR- -MODEL NUMBER 917.273031
BRIGGS & STRA'n'ON ENGINE-MODEL NUMBER 407777, TYPE NUMBER 0122-E1
51
"k REQU1RI_$PECIALTOOLS 190 q_)
TO INSTALL. GEE REPAIR
IN_I'RUGTION MANUAL.
54

TRACTOR - - MODEL NUMBER 917.273031
BRIGGS & STRATrON ENGINE-MODEL NUMBER 407777, TYPE NUMBER 0122-E1
556
51
7
1022
55

TRACTOR - - MODEL NUMBER 917.273031
BRIGGS & STRATTONENGINE-MODEL NUMBER 407777, TYPE NUMBER 0122-E1
119 |
823
351 I
56

TRACTOR - - MODEL NUMBER 917.273031
BRIGGS & STRATTON ENGINE-MODEL NUMBER 407777, TYPE NUMBER 0122-E1
544
8O3
801
_482
57

TRACTOR - - MODEL NUMBER 917.273031
BRIGGS & STRA'n'ON ENGINE-MODEL NUMBER 407777, TYPE NUMBER 0122-E1
O
116D
I
116B Q
101115
r_il_ 823
918 0
,e.g77CARBURETOR GASKET SET
3_ 0
102_ 150_ _r/'O
116_:b 116A_ 633 O
e121 CARBURETOR KIT
51 _;_ 117f
102_ 1421119|J'r_J
105 e 104m 150_
11so _@ .7@
116A _' 838 Q
368 OASKET SET
3_ 20_
9_ 51A _1_.._ I _aS_ A
rte m(O)
l:t J':::_ t_
V116D_ 10_'2"_I
IA1033 VALVE OVERHAUL KIT
1 _i_ ililr_ 883_ _
58

TRACTOR - - MODEL NUMBER 917.273031
BRIGGS & STRATrON ENGINE-MODEL NUMBER 407777, TYPE NUMBER 0122-E1
KEY PART KEY PART
NO, NO. DESCRIFqlON NO. NO. DESCRIPTION
1 499584
2 499585
3 690926
4 690069
5 498587
5A 499595
6 6.Q0097
7 690962
8 499601
9 690937
10 691003
11 690942
12 690945
13 690360
15 690946
16 691046
20 680947
22 6_08
23 691053
24 690974
25 499588
499589
4995gO
499591
26 49_o4
4996O5
499606
499607
27 690975
28 499582
29 499583
32 69(7976
33 49_596
34 499597
35 690963
40 690964
42 499586
45 6_977
46 680978
50 69O948
51 690949
slA "e_5o
53 690951
73 691055
75 691056
78 691057
87 6_0657
89 69O238
95 69O718
98 499602
10_ 690234
104 690984
105 690985
108 690986
110 691261
CytindeCAssemt)ly 116 690987 ¢- O-Ring, Solenoid R_
Bushbg, Cyfinder 116A 690988 0- O-Ring, FuelTmnsferTube
• Seal, Oil- 116B 690589 • SeaI, O-Rklg (Oil Pump Cover)
S_mp, Engine 116C 691031 " Seal, O-Ping (OIps_ck)
Head, Cy_K_er No. 1 116D 691032 .* Seal, O-Ring (Oi FllITube)
Head, Cyf_erNo.2 117 6..o0_2 • Jet, Main(Standard)
Washer, Rat 119 69(_a90 • Screw, Phillips
O* Gasket, CylinderHead 119A 690991 Screw, Phillips
BreatherAssembly 119B 6S0992 Screw, Pldflips
• Gasket, Breather 119(: 690720 Screw, PMips
Screw, Hex 121 499811 Carburetor Overhaul I_t
Tube, Breather 122 690952 Spacer, Carburetor
•Gasket, crankcase 125 499804 Carburetor
Screw, Cylinder Head (3_g/16") 130 690993 _lve._ronle
Plug, OiZDrain 131 499805 Shaft, Throtde
Crankshalt 133 499806 Roar. Car_retor
• Ssal. Og 135 499803 Tube, FueITransfer
Scrsw, Crankr_aseCover 137 690994 0. Gasket, FlcatBowl
Flywheel 141 499607 Sha_ Choke
Key, R,#_eel 142 49o_08 • Nozzle, Carburetor
Piston Assembly (Std.) 146 94388 Key. ]lining
P_tonAssembly(.010"O.S.) 150 281767 0. Gasket, Nozzle
Piston Assembly (.020" O.S.) 160 69(7996 Retak_r. Solen_d
RstonAssembly(.030"O.S.) 163 691001 .._*Gasket.AIrCleaner
Rklg Set, Piston (Std.) 176 691033 Screw, T-30
Ping Set. piston (.010" O.S.) 187 691050 Line, Fuel
PJng Set, Piston (.020" O,S.) (Cut To Required Length)
Rklg Set, Piston (.030" O.S.) 187A 691049 L_e, Fuel
Loc_ _P_ 188 691058 Screw, Hex
Pin AssentS, Piston 190 690953 Screw, Ton<Hex
Rod Assembly, Connecting lg_! 690083 Adjuster, Rodxer Ann
Screw, Connecting Rod 195 690954 Nipple, Oil Rlter
Valve, Exhaust 209 690018 Spdng, Governor
Valve, Intake 211 690019 Spring, Governed Idle
Spdng, Vaive 212 691020 Link, Throttle
Retainer, Valve 213 691021 Bracket. Choke Control
Keeper _lve 216 691022 U_I(, Choke
Tappet, Valve 219 394348 Gear, Governor
Gear, Cam 220 6..00412 Washer, "n'lrust
Manifold, Intake 222 691023 Rate, Governor Contrd
"._ Gasket, Carb.Mounting Z27 691048 Lm.erAssemUy, Govemor
•-- Gasket, Intake Manifold RPM ,SetUng_ Low:.1750-1S50
Stud, Carb. Mounting High: 3200-3400
Screen,RotaUng
Washer, Spdng •Included k_Gasket Set, Part Number 499689
Screw, Ton( • blduded in Cad_rl_or Ut, Pad Number 499811
•SeaI, GovemorShalt ¢ kldudedklCad_Jre_rGasketSet. Pad
Pk_ on Number499690
Screw,S_ted _tnd,udedInVa_eOvemaulGasketSet,Part
Screw, Idle Speed Number 4_9690
0. Gask_ Rate
• Pin, F_atl-lnge NOTE: _component dimer,dons gtven in U.S. inches
•_lve, Needle 1 b_h =?.5.41"_m
Valve. Choke
Washer
59

TRACTOR- - MODELNUMBER917.273031
BRIGGS&STRATTONENGINE-MODELNUMBER407777,TYPENUMBER0122-E1
KEY PARr KEY PART
NO. NO. DESCRIPTION NO. NO. DESCRIPllON
240 691035
252 69C956
_ 256 690957
258 69100_
265 691024
277 691029
304 691004
305 691005
3O9 691262
310 691263
311 691264
332 690059
333 691060
334 691061
337 691043
351 691044
355 690997
358 499889
363 691062
383 690966
387 691034
445 691007
467 691008
474 691063
482 691183
510 497606
523 691036
525 691037
544
552 69C552
552A 6,90553
556 690967
562 690311
573 691009
592 690958
592A 691029
601 691038
615 690328
615A 690317
615B"_6_1-265
616 691045
633 69O998
634 69O442
635 691210
668 691215
703 690010
718 690959
726 499612
728 690372
741 690G_0
783 691280
788 6910_9
789 691220
801 691283
802 691286
803--.._J
Rlter,Fuel 823 690960 Sc;ew,Hex
Element,Breather 847 499602 Dip_ick/TubeAssembly
Retainer,Etament 851 691234 Terminal,ignitionCalVe
Screw,Hex 855 691011 Adapter,Air
Clamp.Casing 865 691012 Cover`AirGuide
Nut, Hex 865A 691013 Cover,AirGuide
Housing.Blower 865B 691015 Cover,AirGuide
Screw,He:( 868 68{)968 "_ Seal,Valve
Motor,Starter 971 690969 Bushing,Guide
Screw,Hex 878 691237 Wire,Aitamator
BnJshSet 881 690999 Plata,Cover
Nut,Flywheel 883 690970 "O Gasket.Exhaust
Annatore,Magneto 918 691040 Hose.Vacuum
Screw,ArmatureMounting 947 499809 Solenoid.Fuel
SparkPlug 965 499613 Cover,Oil Pump
Screw.Hex 967 691016 Fitter,pre-Cieaner
•"O Washer,Seal 968 499788 Cover,AirCleaner
GasketSet 975 499810 Bowl,Float
Fly#need,Puller 977 499812 GasketSet, Carburetor
Wrench,SparkPlug 987 691000 .0 Seal,ThrottleShelt
Pump,Fuel 1005 691243 Fan, Flywheel
Cartridge,Air Cleaner 1006 691247 Retainer,Fan
Nut,AirClaaner 1017 690770 Screen,OilPump
Aitamator 1019 690103 LepetKit
Screw,Hex 1022 6S0971 *13Gasket,R_kerCover
Ddve,Starter 1023 499599 Cover,Rocker(CyLNO.1)
DipaUck,Oil 1023A 499600 Cover,Rocker(Cyl.No.2)
Tube,Oil Ril 1024 49°_T-'-_ Pump.On
Armatare,Stader(Sen/icewith 1026 690981 Rod,Push(Stoe;)
499529StarterMotor) 1026A 69G982 Rod, Push(Aluminum)
Bushing,GovernorCrank 1027 690041 Filter,Oil
Bushing,GovernorCrank 1029 690972 Arm,Rocker
Screw,Hex 1033 499890 _dve Overhaul_3t
Bott,Carriage 1035 691042 Shaft,Oil Pump
Plate,Black 1036 499783 Label_t, Emission
Nut,Hex 1058 273694 Ownu_sManual
Nut,Hex 1090 691293 Retainer,Brush
Clamp,FuelUnu 1100 690973 Pivot,RockerArm
Retainer,Govemor 2500 407777,0027 Replacement
Retainer,Governor 2500 -- -- ShortBlock
Retainer RPM Seffings: Low:.1750-1950
Crank,Governor High:3200-3400
•0 Seal,ChokejShaft
Washer,Flat includedla Gasket_PartNumber49s_89
Boo_,SparkPlug ° IncludedinCarburetorLit,PartNumber499811
Spacer 0Indudedin CarburetorGasketSet. Part
Clip,Hoea Number499890
Dowel,Sleeve O induded in'_dveOved_aulGeaketSet. Part
Gear,Ring Number499890
Screw,Tor,_)
Gear,1lining NOTE: Allcompone_dkneasionsgiveninU.S. inches
Gear,Starter 1inch= 25.4 mm
Bracket,Pump
Harness,Wir_g
• Cap,Drlve
Cap, End
_, Starter(Sew;cewith
499529 StarterMotor)
6O

61

62

SUGGESTED GUIDE FOR SIGHTING SLOPES FOR SAFE OPERATION
GUIDE TH_
ONLY RIDE UP AND DOWN HILL,
NOT ACROSS HILL
o_
(o
j,i_ Operate your Tractor up end down the face of slopes (not I
I
greater than 15°), never across the face. Make turns gradu- I
ally to prevent tipping or loss of control. Exerclss extreme
caution when changing direction on slopes.

Fortherepairormplasement parts you need
delivered directly to your home
Call 7 am - 7 pm, 7 days a week
1-800-366-PART
(1-800-366-7278)
Peru ordenar plezae con entrega a
domlcllio - 1-800-659-7084
For in-house major brand repair service
Call 24 hours a day, 7 days a week
1-800-4-REPAIR
(1-50o-473-7274)
Para pedlr eerviclo de reperecl6n e
domlcUlo - 1-809-676-5811
For the location of a Sears Parts and
Repair Center in your area
Call 24 hours a day, 7 days a week
1-800-488-1222
For information on purchasing a Sears
Maintenance Agreement or to inquire
about an existing Agreement
Call 9 am - 5 pm, Monday-Saturday
1-800-827-6655
When requestingserviceorordering
pads, alwaysprovidethe following
information:
•ProductType •Pad Number
•ModelNumber •Part Description
inmmn|
mnnmmm
SEARS
America'sRepatr Spec_altsts
166196 9.2.98 RD Printed in U.S.A.