Craftsman 919670070 User Manual GENERATOR Manuals And Guides L0412366
CRAFTSMAN Generator Manual L0412366 CRAFTSMAN Generator Owner's Manual, CRAFTSMAN Generator installation guides
User Manual: Craftsman 919670070 919670070 CRAFTSMAN GENERATOR - Manuals and Guides View the owners manual for your CRAFTSMAN GENERATOR #919670070. Home:Tool Parts:Craftsman Parts:Craftsman GENERATOR Manual
Open the PDF directly: View PDF .
Page Count: 40

iMPORTANT:
Read the Safety Guidemines
and All mnstructions Carefully
ICRnFTSMAN I
120/240 VOLT ® 7000 WATT
o SAFETY GUmDELmNES
o ASSEMBLY
o OPERATmON
o MNNTENANCE
o TROUBLESHOOTmNG
o F_EPAmR PARTS
Sold by Sears Canada, Uric,, Toronto, Ont, M5B2B8
MGP-670070 Rev 0 12/40/99

DATE PURCHASED:
MODEL NO:
SERIAL NO:
STORE WHERE PURCHASED:
ADDRESS:
CITY:
TELEPHONE:
Record the above information about your unit
so that you will be aMe to provide it in case of
Hoss or theft.
HORSE POWER
GASOLINE CAPACITY
OraLCAPACITY
14 HP
7 GALLON/26.5 LITERS
48 OZ./1.4 LITERS 1
MAmNTENANCE AGREEMENT
The Craftsman Warranty, pHusa Maintenance Agreement,
provide maximum vaHuefor your Sears products. Con-
tact your nearest Sears store for detaiHs.
CUSTOMER RESPONSmBmMTmES
Read and observe the safety ruHes.
Follow a reguHarscheduHe in maintaining, caring for and
using your generator.
Follow the instructions under "Customer Responsibili-
ties" and "Storage" sections of this owner's manual.
FULL ONE YEAR WARRANTY ON CRAFTSMAN GENERATORS
For one year from the date of purchase, when this Craftsman generator is maintained and operated accord-
ing to the instructions in this owner's manual, Sears will repair, free of charge, any defect in material and
workmanship.
If your Craftsman Generator is used for commercial or rental purposes, this warranty applies for only 90
days from the original date of purchase.
FULL ONE YEAR WARRANTY ON CRAFTSMAN ENGINE
For one year from the date of purchase, when this Craftsman engine is maintained and operated according
to the instructions in this owner's manual, Sears will repair, free of charge, any defect in material and
workmanship.
If your Craftsman engine is used for commercial or renta! purposes, this warranty applies only for 90 days
form the date of purchase. This warranty does not cover: Expendable items such as spark plugs and air
filters, which become worn during normal use.
Repairs necessary because of operator abuse or negligence, including damage resulting from no oil being
supplied to the engine or failure to maintain the equipment according to the instructions contained in
this owner's manual, are not covered under warranty.
WARRANTY SERVICE IS AVAILABLE BY RETURNING THE GENERATOR TO THE NEAREST SEARS SER-
ViCE CENTER. This warranty gives you specific legal rights and you may also have other rights, which vary
from PROVINCE TO PROVINCE.
Sold by Sears Canada, inc., Toronto, Ont.
MGP670070 2 -- ENG

This manuaH contains information that is important for you to know and understand. This information reHates to
protecting YOUR SAFETY and PREVENTING EQUIPMENT PROBLEMS. To heHpyou recognize this information,
we use the symboHs to the right. Hease read the manuaH and pay attention to these sections.
DANGER indicates an imminently hazardous situation
which, if not avoided, will result in death or serious
WARNING indicates a potentially hazardous situation
which, if not avoided, coumdresult in death of serious
CAUTION indicates a potentially hazardous situation
which, if not avoided, _ result in minor or moderate
CAUTION used without the safety alert symbol indicates a
potentially hazardous situation which, if not avoided,
result in
This product is not equipped with a spark arresting muffler, [f the product wi[[ be used around flammable
materials, or on land covered with materials such as agricultural crops, forest, brush, grass, or other similar items,
then an approved spark arrester must be installed and is legally required in the state of California. [t is a violation
of California statutes section 130050 and/or sections 4442 and 4443 of the California Public Resources Code,
unless the engine is equipped with a spark arrestor, as defined in section 4442, and maintained in effective
working order. Spark arresters are also required on some U. S. Forest service land and may also be legally
required under other statutes and ordinances.
_This product may contain chemicals known to the state of California to cause cancer, birth 1
1
defects, or other reproductive harm. This warning is given in compliance with California Proposition 65, as
detectable amounts of chemicals subject to proposition 65 may be contained in this product.
SAVE iNSTRUCTiONS
When using this product basic precautions should always be
followed including the following:
WHAT COULD HAPPEN
RBSK OF ELECTROCUTBON AND FBRE
NOW TO PREVENT iT
Back feeding electricity through a
building's electrical system to the
outside utility feed lines could en-
danger repair persons attempting to
restore service.
Attempting to connect to the incom-
ing utility service could result in
electrocution.
HAZARD
Attempting to connect generator di-
rectly to the electrical system of any
building structure.
Restoration of electrical service while
the generator is connected to the in-
coming utility could result in a fire or
serious damage if a isolator switch is
not installed.
Failure to use a double throw transfer
switch when connecting to a struc-
tures electrical system can damage
appliances and WiLL VOiD the
manufacturers warranty.
Never backfeed electricity through
a structure's electrical system.
To connect to a structure's electri-
cal system in a safe manner,
always have a Double-Throw
Transfer Switch installed by a
qualified electrician and in compli-
ance with local ordinances. (When
installing a Double=Throw
Transfer Switch, a minimum of
10 gauge wiring must be used,)
3 -- ENG NGP_70070

READ AND UNDERSTAND ALL WARNINGS BEFORE
ATTEMPTBNG TO OPERATE GENERATOR°
RBSK OF ELECTROCUTBON AND FBRE .(¢ont'd}
HAZARD
Operation of generator in rain, wet,
icy, or flooded conditions.
Use of worn damaged, undersized
or ungrounded extension cords.
Piacing generator on or against
higHy conductive surface, such as
a steei waikway or metai tool
Improper connection of items to
generator.
Operation of unit when damaged, or
with guards or panels removed.
WHAT COULD HAPPEN
Water is an excellent conductor of ebc-
tricity! Water which comes in contact
with electrically charged components
can transmit electricity to the frame and
other surfaces, resulting in electrical
shock to anyone contacting them.
Contact with worn or damaged exten-
sion cords could result in ebctrocution.
Use of undersize extension cords could
result in overheating of the wires or at-
tached items, resulting in fire.
Use of ungrounded cordsets could pre-
vent operation of circuit breakers and
result in electrical shock.
Accidental leakage of electrical current
could charge conductive surfaces in
contact with the generator.
Exceeding the load capacity of the gen-
erator by attaching too many items, or
items with very high load ratings to it
could result in overheating of some
items or their attachment wiring result-
ing in fire or electrical shock.
Attempting to use the unit when it has
been damaged, or when it is not func-
tioning normally could result in fire or
ebctrocution.
Removal of guarding could expose
electrically charged components and
result in ebctrocution.
HOW TD PREVENT iT
Operate generator in a clean, dry,
well ventilated area. Make sure
hands are dry before touching unit.
Inspect extension cords before use
and replace with new cord if re-
quired.
Use proper size (wire gauge) cordset
for application see chart in the As-
sembly section of this manual
Always use a cordset having a
grounding wire with an appropriate
grounding plug. DO NOT use an
ungrounded plug.
Place generator on low conductiv-
ity surface such as a concrete
slab.
ALWAYS operate generator a
minimum of six feet from any
conductive surface.
Read the load rating chart and in-
structions in the Wattage Calcula-
tion section, Make sure that the
summation of electrical loads for all
attachments does not exceed the
load rating of the generator.
Do not operate generator with me-
chanical or electrical problem. Have
unit repaired by an Authorized Ser-
vice Center.
Do not operate generator with pro-
tective guarding removed.
4: ENGMGP 670070

READ AND UNDERSTAND ALL WARNINGS BEFORE
ATTEMPTBNG TO OPERATE GENERATOR°
RiSK OF FiRE
HAZARD
Attempting to fill the fuel tank while
the engine is running.
Sparks, fire, hot objects
Improper storage of fuel
Inadequate ventilation for genera-
tor
Tampering with factory set engine
speed settings.
Overfilling the fuel tank -
fuel spillage.
WHAT COULD HAPPEN
Gasoline and gasoline vapors can
become ignited by coming in contact
with hot components such as the
muffler, engine exhaust gases, or from
an electrical spark.
Cigarettes, sparks, fires, or other hot
objects can cause gasoline or gaso-
line vapors to ignite.
Improperly stored fuel could lead to
accidental ignition. Fuel improperly
secured could get into the hands of
children or other unqualified persons.
Materials placed against or near the
generator or operating the generator
in areas where the temperature
exceeds 104 ° R ambient (such as
storage rooms or garages) can
interfere with its proper ventilation
features causing overheating and
possible ignition of the materials or
buildings.
Engine speed has been factory set to
provide safe operation. Tampering
with the engine speed adjustment
could result in overheating of attach-
ments and could cause a fire.
Spilled fuel and its vapors can be-
come ignited from hot surfaces or
sparks.
HOW TO PREVENT iT
Turn engine off and allow it to cool
before adding fuel to the tank.
Equip area of operation with a fire
extinguisher certified to handle
gasoline or fuel fires.
Add fuei to tank in weii ventilated
area. Make sure there are no
sources of ignition near the
generator.
Store fuel in a OSHA approved
container designed to hold gaso-
line. Store container in secure
location to prevent use by others.
Operate generator in a clean, dry,
weii ventilated area a minimum of
four feet from any building, object
or waii. DO NOT OPERATE UNiT
iNDOORS OR iN ANY CON=
FINED AREA.
Never attempt to "speed=up" the
engine to obtain more perfor-
mance. Both the output voltage
and frequency wiil be thrown out
of standard by this practice,
endangering attachments and the
user.
Use care in filling the tank to avoid
spilling fuel. Make sure fuel cap is
secured tightly and check engine
for fuel leaks before starting
engine. Move generator away
from refueling area or any spillage
before starting engine. Allow for
fuel expansion. Keep maximum
fuel level 1Ainch below the tip of
the fuel tank. Never refuel with the
5 -- ENG lvlGP670070

READ AND UNDERSTAND ALL WARNNNG$ BEFORE
Risk of in'u.Lu_r_zand Pro eper_vtDa_ao_lLe When
Trans_q Generater
WHAT COULD HAPPEN
Fuei or oii can bak or spill and couid
resuit in fire or breathing hazard,
serious injury or death can resuit. Fuei
or oii baks will damage carpet, paint
or other surfaces in vehbbs or
traibrs.
HAZARD
Fire, hhaiation, Damage to Vehicle
Surfaces
HOW TO PREVENT iT
If generator is equipped with a fuel
shut-off valve, turn the valve to the
off position before transporting to
avoid fuel leaks. If generator is not
equipped with a fuel shut-off valve,
drain the fuel from tank before
transporting. Transport fuel only in
an OSHA approved container.
Always place generator on a
protective mat when transporting
to protect against damage to
vehicle from leaks. Remove
generator from vehicle immedi-
ately upon arrival at your destina-
tion
RISK OF BREATHING - INHALATION HAZARD
HAZARD
Gasoline engines produce toxic
carbon monoxide exhaust fumes.
WHAT COULD HAPPEN
Breathing exhaust fumes will cause
serious injury or death.
HOW TO PREVENT iT
Operate generator in clean, dry,
weii ventilated area. Never
operate unit in enclosed areas
such as garages, basements,
storage, sheds, or in any location
occupied by humans or animals.
Keep children, pets and others
away from area of operating unit.
bIGP 670070 6 -- ENG

READ AND UNDERSTAND ALL WARNINGS BEFORE
ATTEMPTBNG TO OPERATE GENERATOR°
RiSK OF UNSAFE OPERATION
HAZARD
Operation of generator in carebss
manner.
Operation of voitage sensitive appii-
ances without a voitage surge pro-
tector.
Raising or suspending generators
equipped with iift rings improperly
Operating generator wNe suspended
WHAT COULD HAPPEN
AH sources of energy include the
potential for injury. Unsafe operation
or maintenance of your generator
could lead to serious injury or death
to you or others.
Any gasoline operated household
generator wiii incur voltage variations
causing damage to voltage sensitive
appliances or could result in fire.
Generator could fall causing serious in-
jury or death to you or others.
Improper raising or suspending can
cause damage to the generator.
Generator wiii not operate properly
and wiii cause damage to the genera-
tor and could cause serious injury or
death to you or others.
HOW TO PR_:V_:NT iT
Review and understand all of
the operating instructions and
warnings in this manual.
Become familiar with the
operation and controls of the
generator. Know how to shut it
off quickly.
Equip area of operation with a
fire extinguisher certified to
handle gasoline or fuel fires.
o Keep children or others away
from the generator at all times.
Always use a U.L listed voltage
sensitive surge protector to
connect voltage sensitive appli-
ances such as TV, computer, or
stereo equipment, Failure to use
aU,L, listed voltage surge
protector will void the warranty
on your generator°
Notice: A multiple outlet strip is
not a surge protector make sure
you use a U.L listed voltage surge
9rotector.
Always use proper connecting
srocedures as described in this
manual when connecting cables,
chains, or straps for raising or
suspending generators equipped
with lift rings.
Always use cables, chains, or
straps rated at 2000 Ibs working
load or more to raise or suspend
generator.
Never operate generator while
suspended or in an unievei posi-
tion. Always operate generate on
a fiat, level surface.
7 -- ENG lvlGP670070

REAO ANO UNDERSTAND ALL WARNINGS BEFORE
ATTEMPTBNG TO OPERATE GENERATOR°
RiSK OF HOT SURFACES
HAZARD
Contact with hot engine and
generator components.
WHAT COULD HAPPEN
Contact with hot surfaces, such as
engines exhaust components, could
result in serious burns.
HOW TO PREVENT iT
During operation, touch only the
control surfaces of the generator.
Keep children away from the
generator at all times. They may
not be able to recognize the
hazards of this producL
RiSK OF MOVING PARTS
HAZARD
Contact with moving parts can
result in serious injury.
WHAT COULO HAPPEN
The generator contains parts which
rotate at high speed during operation.
These parts are covered by guarding
to prevent injury.
HOW TO PREVENT iT
Never operate generator with
guarding or cover plates removed.
Avoid wearing loose fitting clothing
or jewelry which could be caught
by moving parts.
I_ i RiSK FROM LiFTiNG
HAZARD WHAT COULD HAPPEN HOW TO PREVENT iT
Lifting a very heavy object. Serious injury can result from at- The generator is too heavy to be
tempting to lift too heavy an objecL lifted by one person. Obtain
assistance from others before you
try to move it.
rvIGP 670070 8 -- ENG

CARTON CONTENTS 1°Parts Bag
toGenerater
Parts and Parts Box for Wheel Kit Assembly
t = Owner"s Manua!
"t oTwisBeck Plug L14=30P
* _ To be installed and/or used in
accordance with appropriate HocaHeHectricaHcodes
and reguHafions. Refer to enclosed instructions for
2 = Wheels
2 = Axle Spacers 1 = Cotter Pin 1 =A×le End Cap 1 = Flat Washer
3/40D x 11/15 ID
3=5/15=18 x 3/4 ""
2 = Bracket Cap Screws
2 =HandBe Assemblies __11 - _le
NOTE: The axBe is stored in one handRe assembly for
shipping purposes
7=5/16=18
Lock Nuts
t =Leuvered Neat
DefJector
4 =5/1(;=18 x 1 3/4 ""
Cap Screws
4_ Screws, HH #8=32
Parts Bag for Battery installation
1 = 5/16=18 x 3.4 ""
Cap Screws
1 = Star Washer 1 = 5/16=18
Lock Nuts 2 =Wing Nuts
O O
1 = ""L"" Battery Bracket
2 = Battery Bolt Hold Down
1 = Red Positive Battery Cable (red} with battery boots
9 -- ENG
1 =Black Negative Battery Cable (black)
MGP 670070

Read owner's manual. Do not attempt to operate equipment until you have read Owner's
Manual for Safety, Assembly, Operation, Maintenance, Storage Instructions.
TOOLS NEEDED FOR ASSEMBLY
1 - Box Cutter or Knife
2 - 1/2" Wrenches
1 - Pair Wire Pliers
1- Hammer
1-1/2" Socket and Socket Wrench
1-1/4" Socket and Socket Wrench
1 - 1" thick x 1' square piece of wood
Handle Assembly
secured te top frame
1
REMOVE GENERATOR FROM CARTON
Open carton from top.
Cut carton along dotted lines.
o Remove generator through opening in carton.
o Remove parts box containing wheel kit parts.
Cut wire tie securing handle assembly to top
frame.
Cut wire ties securing handle assembly to side
frame. This handle assembly stores the axle
during shipping. Remove the base end cap and
slide the axle from handle assembly. Replace
base end cap with washer.
Remove all packaging material from handle
assemblies and oil filter on engine.
o Place handle assemblies aside to be used when
assembling the wheel kiL
Using a 1/2 inch socket remove shipping block
from under the generator head. Unscrew the bolt
and remove the wood block. NOTE: It is very
important that this is removed before starting your
generator.
iMPORTANT: Before any attempt to start your genera-
tor be sure to check engine oil (See Adding Engine Oil
paragraph in the Operation section on page 15 of this
manual,)
blap670070 10 -- ENG

INSTALLATmON OF BATTERY
Recommended Battery for Electric Start: 12V - 45 A H.
or 210 CCA (Cold Cranking Amps)
Purchase battery and battery hardware separately, not
included with unit.
Place battery in rack with terminals facing towards
generator head.
o Place battery bracket (A) over battery as shown
(opposite battery terminals).
*Piace "L" boit (B) through top and bottom brack-
ets and secure with wing nut (C).
Locate the solenoid on the left side of the unit.
Attach one end of the negative (black) cable to the
negative (-) terminal on the battery.
Attach the other end of the negative (black) cable
to the frame as shown. Install the star washer
between the cable and the frame.
(=} Negative Battery
Cabme Connection
Negative
(=} Battery
Cable
(-} Negative Battery Cable Cenneetien
GROUNDmNG THE GENERATOR
A grounding lug is supplied with the generator for use
when required by local electrical ordinances. Refer to
article 250 of the National Electrical Code to clarify
any needed grounding information. Your local electric
company or a certified electrician should be able to
help you with this information.
NOTE: Your engine is already grounded to the frame
by a grounding strap.
O
Grounding Lug
To Prevent sparks connect
the red (positive} cable to the positive (+)
terminal before connecting the black negative
cable.
Remove the nut from the solenoid post and place
one end of the positive (red) battery cable onto the
posL Reassemble nut and tighten securely.
Attach the other end of the positive (red) battery
cable to the positive (+) terminal on the battery.
NOTE: Make sure red battery boots cover
positive battery cable terminals at battery and
solenoid
11 -- ENG lvlGp670070

mNSTALUNG WHEEL KmT
The Craftsman Wheel Kit was designed to greatly
improve the portability of your generator.
Drain gas and oil before
assembling the portability
kit. Failure to do so will cause damage to the
engine.
Place generator on level ground; drain all gas and
oil from the engine (see engine manual for correct
procedure).
Place a 1" thick x 1' square piece of wood on the
ground in front of the engine. With the help of
another person, tilt the generator and rest the
recoil starter on the wood. NOTE: This will
support the gasoline engine during assembly and
make assembly easier.
o Using two screws (8) and two lock nuts (9) install
the wheel bracket (5) on the bottom right side of
the engine support.
a. Remove the Iocknut on the bottom of the
isolator.
b. Position wheel bracket onto the existing
screw, lining up hobs in bracket with hobs in
frame. Secure with the removed IocknuL
c. Place screw (8) into second hob and secure
with iocknut (9).
o Tap the axle cap (6) on the end of the axle (2),
without the hole, using a hammer.
Siide one wheei (1) onto the axb with the ex-
tended hub pointed away from axb cap.
Siide one axb spacer (3) down against the wheei
(1).
Slide the axle (2) through the hobs in the wheel
brackets (5).
Install the second axle spacer (3) then the second
wheel (1) with the extended hub facing inward.
Place the fiat washer (7) against the wheel bushing
and slide the cotter pin (4) through the drilled hole
of the axle (2). Bend the cotter pin (4) to secure in
place.
Tighten lock nuts on wheel brackets.
Line up the handle brackets with the hobs in the
frame near the receptacle end of the generator.
Install hex screws (1O)and lock nuts (9). Tighten
with a 1/2"wrench.
With another person helping, carefully flit the
generator to operating position.
Install Iouvered heat deflector to the muffler using
four #8-32 HH screws. Orient heat deflector so the
vent openings are pointing toward the rear of the
engine.
iMPORTANT: To prevent damage or possible hazards,
do not orient deflector in any other position.
The portability kit is now ready for use.
ENGINE
SUPPORT
10
14
10
bIGP670070 12 -- ENG

KNOW YOUR GENERATOR
Read this Owner's Manual and Safety Rules before operation of your Generator. Compare this illustra-
tion with your generator to famiHiarize yourseHf with the location of various controHs and adjustments. Save the
manuaHfor future rderences.
FUEL TANK
CIRCUIT FUEL CAP
BREAKERS
120 VOLT GFCI
RECEPTACLE
FUEL SHUT
OFF VALVE
(not shown}
CHOKE
CONTROL
120 VOLT 3£PRONG
TWISTLOCK
RECEPTACLE
240 VOLT 4-PRONG
TWISTLOCK
RECEPTACLE
MUFFLER
ON/RUN/START
SWITCH
FUEL TANK- Capacity of 7 US gallons/26.5 Liter&
CHOKE CONTROL- Used to start coHd engine.
ENGINE OFF/RUN/START SWITCH- Used to start
and stop engine.
FUEL VALVE LEVER {located on engine} - Used to
shut off the flow of fueHto the engine.
ENGINE OiL FILL- Check and fiHengine with oil
AIR CLEANER- hdudes filter element cartridge and
foam pre-cleaner that limits the amount of dirt that
enters the engine.
CiRCUiT BREAKER- Each receptacle has a circuit
breaker to protect the generator from overloading.
GFCI (Ground Fault Circuit interrupter} 120 VOLT
RECEPTACLE- GFCI receptacles reduce the chance
of electrical shock by tripping it's built in circuit
breaker when it senses an imbalance in currenL This
receptacle is protected by 30 amp circuit breaker.
3= PRONG 120 VOLT RECEPTACLE- Used to supply
3500 watts of electrical power and is protected by 30
amp circuit breaker.
4-PRONG 240 VOLT TWISTLOCK RECEPTACLE -
Used to supply 7000 watts of electrical power and is
protected by 30 amp circuit breaker.
13 -- ENG NGP670070

Your generator is equipped with:
one 120 voHtGFCI dupHex receptacle protected by
a 15 amp circuit breaker
one 120 voHt3-prong twisflock receptacle pro-
tected by a 30 amp circuit breakers
one 240 voHt4-prong twisflock receptacle pro-
tected by two 30 amp circuit breakers
The circuit breakers are provided to protect the
generator against eHectricaHoveHoad. If the circuit
breaker trips, unpHug eUectricaHHoadfrom receptacle.
Let circuit breaker cooHdown and then push circuit
breaker button to reset.
NOTE: Some inductive appHiances and tooHs will Hist
on the motor name pilate, the starting and running
voHtage and amperage requirements. Use the following
formuHa to convert voltage and amperage to wattage:
(Volts X Amp = Watts}
Always start your largest electric motor first, and
then plug in other items, one at a time.
NOTE: On 120-volt loads the maximum starting watt-
age should NOT exceed one half of the rated generator
wattage. Example: a 7000 rated wattage generator =
3500 maximum starting wattage.
The guide is provided to assist you in determining the
appliances and tools that can be ran with the wattage
capacity of your generator.
®
RESET
REMETTRE
LOW OraLSHUTDOWN
Your Craftsmangeneratorengine isequipped with
Low OilShutdown. Low OilShutdown isa safety
devicedesignedto protectyour enginefrom damage
intheeventthe oillevelinthe crankcaseislow.
If while the engine is running, the oil gets low, it will
automatically shut itself down and will not restart until
the oil is added. If the oil is low before start-up, the
generator will not start until oil is added.
NOTE: The Low Oil Shutdown mechanism is very
sensitive. You must fill the engine to the full mark on
the dipstick to inactivate this safety device.
GENERATOR CAPACmTY
Exceeding the rated capacity of your generator can
result in serious damage to your generator and
connected electrical devices. You should observe the
following to prevent overloading the unit:
Starting and running wattage requirements should
always be calculated when matching a generators
wattage capacity to the appliance or tool.
There are two types of electrical appliances that
can be powered by your generator:
A. Items such as radios, light bulbs, television
sets, and microwaves have a "resistive load".
Starting wattage and running wattage are the
same.
B. Items such as refrigerators, air compressors,
washer, dryer, and hand tools that use an
electrical motor have an "inductive load".
Inductive load appliances and tools require
approximately 2 to 4 times the listed wattage
for starting the equipment. This initial load
only lasts for a few seconds on start-up but is
very important when figuring your total
wattage to be used.
MGP 670070
There are basically two ways to obtain electricity form
a generator:
Use of extension cords directly from the generator
to the appliance, lights, tools, etc.
Use of a double-throw transfer switch installed
directly to the main electrical supply outside of the
house.
Extension Cord
When using an appliance OFtool at a considerable
distance from the generator, a 3-wire extension cord
that has a 3-blade grounding plug and a 3-slot recep-
tacle that accepts the tool's plug MUST be used in
order to reduce the risk of electrical shock. A cord of
adequate size must be used. A minimum of 12 gauge
wire size with at least a 20 amp draw can be used.
When amperage exceeds 20 amps a 10 gauge wire
size should be used.
14 - ENG

Anextension cord that is hot
to the touch is oveHoaded,
Repair or replace damaged extension cords
Connecting Generator To Main E(ectrica(
Supp(y
Potential hazards exist when a ebctrba] generator is
connected to the main ebctrba( supply coming into
the house, It is at that point that the generator could
feed back into the utility company's system causing
possible electrocution of workers who are repairing
electrical lines. To avoid back feeding of electricity into
utility systems, a double=throw transfer switch
should be installed between the generator and utility
power. This device should be installed by a licensed
electrician and in compliance with all local electrical
codes.
NOTE: When installing a Doubb-Throw Transfer
Switch, a minimum of 10 gauge wiring must be used.
BEFORE START[NG ENG[NE
Always check engine oil level
before every start. Running
engine low of oil or out of oil could result in
serious damage to the engine.
Full
Replace dipstick firmly.
NOTE: When adding oil to the engine crankcase, use
a high quality detergent oil classified "For Service
SF,SG,SH,SJ" rated SAE 30 weight. Use no special
additives. Select the oil's viscosity grade according to
your expected operating temperatures.
__ SAE Viscosity Grades __
III
STARTING TFMPERATURE RANGE ANTICIPAI FD BEFORE NEXT OIL CHANGE
Gasoline
To add gasoline:
Remove gas cap.
Adding Engine Oil
Your generator has been shipped without oil in the
engine. Begin by removing the oil dipstick and plug.
Start pouring the oil in slowly.
The engine will hold approximately 48 ounces/1 Aliters
of oil
To check oil:
Place engine in a level position. Clean around oil
fill and dipstick.
Remove dipstick and wipe clean with cloth.
Push dipstick back in and remove to check oil.
Keep oil level at FULL line on dipstick.
Add unleaded gasoline, slowly, to fuel tank.
Use clean, fresh, regular unleaded gasoline with a
minimum of 85 octane. Use unleaded fuel only. Do not
use gasoline which contains Methanol. Never mix oil
with gasoline.
Never fill fuel tank com-
pmetemy, Fimmtank to 112" bemow the bottom of the
fimmerneck to provide space for fuem expansion,
Wipe any fuel spillage from engine and equip-
merit before starting engine,
Do not overfill
Replace gas cap.
To add oil:
Remove oil fii[ cap.
@Pour oii siowiy and fiii to FULL iine on dipstick. Do
not overfiii.
Never fill fuel tank indoors,
Never fill fuel tank when engine is running or
h_n fillin fuel tank.
Turn engine OFF and let
engine cool at least 2 minutes before removing
gas cap,
15 - ENG MGP670070

To Start Your Generator
Never run engine indoors or
in enclosed, poor ventilated areas. Engine
exhaust contains carbon monoxide, an
ordoriesa and deadly gas.
iMPORTANT: Make sure the battery is property
serviced, fully charged, and assembbd before starting.
Open the fuei shut-off vaive.
®
For recoil start:
Hace OFF/RUN/START switch in the RUN posi-
tion.
Grasp handle on rope starter and pull slowly until
resistance is fell Let the rope rewind slowly. Pull
rope with a rapid full arm stroke. Let rope rewind
slowly. Repeat if necessary.
NOTE: IF ENGINE OIL LEVEL IS TOO LOW, EN-
GiNE WiLL NOT START. CHECK OiL LEVEL AND
ADD IF NECESSARY.
When engine warms up, gradually push choke
control in to the NO CHOKE position.
Pull choke control out to CHOKE position.
J
NOTE: No choke is required on warm engines. Push
choke control in to start a warm engine.
1
iMPORTANT: Allow generator to run at no load |
for 5 minutes upon each initial start-up to allow 1engine and generator to stabilize.
STOPPmNG ENGINE
*Disconnect all electrical loads.
Turn OFF/RUN/START switch to "OFF" position.
You MUST unplug any load
from the generator before starting to prevent
permanent damage to any appliances.
For emectric start:
Place OFF/RUN/START switch in the START
position.
NOTE: When the engine starts the switch wimm
remain in the RUN position.
Close fuel shut-off valve.
J
®
iMPORTANT: Never store enginewith fuel in tank,
indoors, or in enclosed, poorly ventilated areas or
where fuel fumes may reach an open flame.
bIGP670070 16 -- ENG

CONNECTmNG ELECTRmCAL LOADS
Let engk_e run and warm up for five minutes after
starting with no ebctrbai ioad.
Connect ioads in the following manner to prevent
Connect inductive load equipment first, inductive
loads consist of refrigerators, freezers, water
pumps, air conditioners, or small hand tools.
Connect the items that require the most wattage
first.
Connect the lights nexL
Voltage sensitive equipment should be the last
equipment connected to the generator. Plug
voltage sensitive appliances such at TV's, VCR's,
microwaves, ovens, computers, and cordless
telephones into a UL listed voltage surge protec-
tor, then connect the UL listed voltage surge
protector to the generator.
iMPORTANT: You should always add up the rated
watts of all lights, tools and appliances you are
powering at one time. This total should not
exceed the rated capacity of you generator or
circuit breaker rating of the receptacle supplying
power.
CUSTOMER RESPONSBBBLBTRES TABLE
MAINTENANCE TASK
Check oil level
Change oil
Change oil filter
Service air pre-cbaner
Service air cleaner cartridge
Spark arrester ( if equipped)
Clean cooling system
Check spark plug
Replace in=line fuel filter
GFCI (ground fault circuit interrupter)
Prepare unit for storage
Every 8
Hours or
Daily
Every 25
Hours of Every
Season
Every 50
Hours of Every
Season
Every 100
Hours of Every
Season
X
See Note 1
X
See Note 2
See Note 2
X
See Note 2
X
X
X
Monthly
Prepare unit for storage if it is to remain idle for more than 30 days,
Note 1: Change oil after first five (5) operating hours, every 25 hours if operating under heavy load or high ambient
temperature, and every 50 operating hours thereafter.
Note 2: Clean more often under dusty conditions.
17 -- ENG lvlGP670070

GENERAL RECOMMENDATmONS
The warranty of the generator does not cover items
that have been subjected to operator abuse or negli-
gence+ To receive full value from the warranty, opera-
tor must maintain the generator as instructed in this
manual+
Some adjustments wiii need to be made periodically to
maintain your generator+
GENERATOR IVIAmNTENANCE
Your generator should be kept clean and dry at all
times+ The generator should not be stored or oper-
ated in environments that include excessive moisture,
dust or any corrosive vapors+ If these substances are
on the generator, clean with a cloth or soft bristle
brush+ Do not use a garden hose or anything with
water pressure to clean the generator+ Water may
enter the cooling air dots and could possibly damage
the rotor, stator and the internal windings of the
generator head+
All adjustments in the Maintenance section of this
manual should be made at least once each season+
ENGmNE IVIAmNTENANCE
NOTICE: Maintenance, replacement or repair of
the emission control devices and systems may be
performed by any nonroad engine repair establish-
ment or individual. However, to obtain no charge
repairs under the terms and provisions of the
engine manufacturers warranty statement, any
service or emission control part repair or replace=
merit must be performed by a factory authorized
dealer.
Oil
+ Oil level should be checked prior to each use and
at bast every 8 hours of operation+ To check oil
see Adding Engine Oil paragraph in the Opera-
tion section of this manual+
Changing Engine OH
For a new engine, change oil after the first 5 operating
hours. Thereafter, change oil after every 50 hours of
operation.
Change the oil while the engine is still warm. The oil
will flow freely and carry away more impurities. Make
sure the engine is level when filling, checking or
changing oil+
Change the oil as follows:
+ To keep dirt, grass clippings, etc+ out of the
engine, clean the area around the drain plug and
dipstickbdore removing it+
+ Disconnect spark plug wire and keep away from
spark plug+ Disconnect battery at negative
terminal+
+ With engine off but still warm, remove oil drain
plug and drain oil into appropriate receptacle+
MGP 670070
J
J
I
Plug
Used oil is a hazardous
waste product. Dispose of used oil properly,
Do not discard with household waste. Check
with your local authorities, service center, or
dealer for safe disposal/recycling facilities.
o
@
Reinstall drain plug+ Remove oil fiii cap+
Fiii the crankcase with new oil of the proper type
(See Adding Engine Oil in the Operation section),
to the FULL mark on the dipstick. Always check
the level with the dipstick before adding more oil+
FULL
+ Reinstall the oil fiii cap or plug and tighten se-
curely+
Change Oil Filter
Change oil filter after every 100 hours or every season.
+ Drain engine oil and remove oil filter.
Used oil is a hazardous
waste product. Dispose of used oil properly,
Do not discard with household waste. Check
with your local authorities, service center, or
dealer for safe disposal/recycling facilities,
+ Before installing new filter, lightly oil filter gasket
with fresh, clean oil+
Fimter
o
18 -- ENG
Screw filter on by hand until gasket contacts oil
filter adapter+ Tighten 1/2 to 3/4 turn more+

Addfreshoil SeeAddEngineOilintheOpera=
tier sectionof thismanual
Startandrunengineat idHeto checkforHeaks.
Stopengine.Re-checkoiHHeveH,addoiHif re-
quired.
Air Cleaner
Plate
Pre=cleaner Body
Clean Cooling System
Debris may cHogthe engine's air cooHing system_
Remove bHower housing and dean area shown to
prevent overheating and engine damage.
Clean
Clean and Replace Spark Plug
Check spark pHugyearHyor every 1O0 operating hours.
CHeanarea around spark pHug.
Remove and inspect spark pHug.
RepHace spark pHugif eHectrodes are pitted, burned
or porceHain is cracked.
Check electrode gap with wire feeler gauge and set
gap _030 if necessary.
Install spark, tighten securely.
Remove knob and plate. Carefully remove air
cleaner assembly to prevent debris from entering
carburetoR
To clean pre-cleaner and cartridge:
Pre=cleaner
Separate from cartridge and wash in liquid
detergent and water.
Squeeze dry in a clean cloth.
Saturate in engine oil. Squeeze in clean,
absorbent cloth to remove all EXCESS oil.
Cartridge
Gently tap on a flat sudace.
, Reassemble clean (or new ) pre-deaner on
clean (or new) cartridge.
Reinstall air cleaner assembly, plate and knob
in body.
Replace cover and reattach clips to body.
Replace Fuel ran-Line Filter
Disconnect spark plug wires and keep away from
spark plugs.
i Drain fuel tank or close fuel
shut=off valve before replacing fuel filter.
Replace in-line fuel filter
In=line Fuel Filter
1
19 -- ENG lvlGP670070

GFCm receptacme (Ground Faumt Circuit
mnterrupter}
For maximum protection against ebctrbai shock the
GFCI shouid be tested montHy.
To test:
1. Depress the TEST button. The RESET button
shouid extend. If the RESET button does not
extend, notify a Authorized Service Center.
2. To restore power, depress the RESET button firmiy
into the GFCI unit untii an audiMe chick is heard. If
reset properiy, the RESET button is flush with the
surface of the test button. When the button stays
in, the power is ON.
z m
4H
©
CARBURETOR
The carburetor of your generator is pre-set at the fac-
tory. The carburetor shouM not be tampered with. If your
generator is used at an aifitude in excess of 4000 feet
performance may be affected. If so consuit with your
nearest Craftsman Service Center regarding high aititude
set changes.
GOVERNOR
Your engine governor maintains the constant operating
speed of your generator. DO NOT tamper with the en-
gine governor which is factory set for proper engine
speed.
Over-speeding your engine above factory high speed set-
ting can be dangerous and could possibly cause per-
sonai injury or property damage. If you believe the en-
gine is running too fast or slow, take your generator to a
Authorized Craftsman Service Center for repair and ad-
If you are going to store your generator for more than
30 days, use the following information as a guide to
prepare the generator for storage.
Never store generator with
in the tank indoors or
in enclosed, poorly ventilated areas, where
fumes can reach an open flame, spark or pilot
light as on a furnace, water heater, clothes
dryer or other gas appliances,
Engine Preparation
Add fuel stabilizer to fuel tank to minimize the
formation of fuel gum deposits during storage.
Run engine at least 10 minutes after adding
stabilizer to allow it to enter the fuel system.
Disconnect the spark plug wire and remove the
spark plug.
Add one teaspoon of oil through the spark plug
hob.
Place rag over spark plug hob and pull the recoil a
few times to lubricate the combustion chamber.
Replace the spark plug, but do not connect the
spark plug wire.
NOTE: If a fuel stabilizer is not used, all gasoline must
be drained from the tank and carburetor to prevent gum
deposits from forming on these parts and causing pos-
sible malfunction of the engine.
Clean the generator as outlined in the Generator
Maintenance paragraph on page 18.
Check that cooling air slots and openings on
generator are open and unobstructed.
Battery
Store battery as described by the battery manu-
facturer.
NOTE: After storing battery for a long period of time it
may lose it's charge. If the battery loses it's charge,
manually start the engine with the battery connected.
The engine wiii recharge the battery as it runs.
bIGP670070 20 -- ENG

PROBLEM CA USE
Engine wifl not start
No electHcM output
Repeated circuit breaker
tripping
Generator overheating the
circuit breaker depressed
1. Low on fuei or oil
2. Ignition switch in "Off" position.
3. Fauityspark piug,
4. Choke in wrong position.
5. Fuei shut-off vaive in dosed
position.
6. Unit ioaded during start-up.
7. Spark piug wire ioose,
1. Fauity receptacb.
2. Circuit breaker kicked out.
3. Defective capacitor.
4, Faulty power cord.
5, GFCI receptacle circuit breaker
kicked out,
1, Overload
2, Faulty cords or equipment.
1, Generator overloaded,
2, Insufficient ventilation,
1, Add fuel or oii,
2, Turn to "ON" position
3, Replace spark plug,
4, Adjust choke accordingly,
5, Open fuel shut-off valve,
6, Remove load from unit,
7, Attach wire to spark plug,
1. Have Authorized Sears Service
Center replace.
2. Depress and reseL
3. Have Authorized Sears Service
Center replace capacitor.
4. Repair or replace cord.
Depress and reseL
5.
.
2,
Reduce load.
Check for damaged, bare, or
frayed wires on equipment.
Replace.
1, Reduce load,
2, Move to adequate supply of
fresh air,
21 -- ENG NGP670070

Briggs& Stratton Corporation (B&S), the California Air Resources Board (CARD)
and the United States Environmental Protection Agency (U.S. EPA)
Emission Control System Warranty Statement (Owner's Defect Warranty Rights and Obligations}
EMISSION CONTROL WARRANTY COVERAGE IS APPLICABLE TO CERTIFIED MODEL YEAR 1997 AND LATER ENGINES
TO CERTIFIED ENGINES PURCHASED IN CALIFORNIA IN 1995 WHICH ARE PURCHASED AND USED ELSEWHERE IN THE
AND THEREAFTER, WHICH ARE USED IN CALIFORNIA, AND UNITED STATES.
California and United States Emission Control Defects Warranty Statement
The California Air Resources Board (CARB), U.S. EPA and B&S are
pleased to explain the Emission Control System Warranty on your
model year 2000 and later small off-road engine (SORE). In California,
new small off-road engines must be designed, built and equipped to
meet the State's stringent anti-smog standards. Elsewhere in the
United States, new non-road, spark-ignition engines certified for model
year 1997 and later, must meet similar standards set forth by the U.S.
EPA. B&S must warrant the emission control system on your engine for
the periods of time listed below, provided there has been no abuse, ne-
glect or improper maintenance of your small off-road engine.
'four emission control system includes parts such as the carburetor,
air cieaner, ignition system, muffter and catalytic converter. Aiso in-
cluded may be connectors and other emission related assemblies.
Where a warrantable condition exists, B&S will repair your small off-
road engine at no cost to you including diagnosis, parts and Iabor.
Briggs & Stratton Emission Control Defects Warranty Coverage
Small off-road engines are warranted relative to emission control
parts defects for a period of two years, subject to provisions set forth
OwneCs Warranty,
As the smalt off-road engine owner, you are responsible for the per-
formance of the required maintenance listed in your Operating and
Maintenance Instructions. B&S recommends that you retain atl your
receipts covering maintenance on your smatl off-road engine, but
B&S cannot deny warranty sotely for the lack of receipts or for your
failure to ensure the performance of alt scheduled maintenance.
As the smail off-road engine owner, you should however be aware
that B&S may deny you warranty coverage if your smalt off-road en-
gine or a part has faited due to abuse, negtect, improper mainte-
nance or unapproved modifications.
below. If any covered part on your engine is defective, the part wiil be
repaired or replaced by B&S.
Responsibilities
You are responsible for presenting your smalt off-road engine to an
Authorized B&S Service Dealer as soon as a problem exists. The
undisputed warranty repairs should be completed in a reasonable
amount of time, not to exceed 30 days.
If you have any questions regarding your warranty rights and re-
sponsibilities, you should contact a B&S Service Representative at
1-414-259-5262.
The emission warranty is a defects warranty. Defects are judged on
normal engine performance. The warranty is not related to an in-use
emission test.
Briggs & Stratton Emission ControU Defects Warranty Provisions
The following are specific provisions relative to your Emission Control Defects Warranty Coverage. It is in addition to the B&S engine warranty
for non-regulated engines found in the Operating and Maintenance Instructions.
1. Warranted Parts
Coverage under this warranty extends only to the parts listed be-
Iow (the emission control systems parts) to the extent these
parts were present on the engine purchased.
a. Fuel Metering System
Cold start enrichment system
Carburetor and internal parts
Fuel Pump
b. Air Induction System
Air cleaner
Intake manifold
c. Ignition System
Spark plug(s)
Magneto ignition system
d. Catalyst System
Catalytic converter
Exhaust manifold
Air injection system or pulse valve
e. Miscellaneous Items Used in Above Systems
Vacuum, temperature, position, time sensitive valves
and switches
Connectors and assemblies
2. Length of Coverage
B&S 'warrants to the initial owner and each subsequent purchaser
that the Warranted Parts shatl be free from defects in materials
and workmanship which caused the failure of the Warranted
Parts for a period of two years from the date the engine is deliv-
ered to a retail purchaser.
3. No Charge
Repair or replacement of any Warranted Part will be performed
at no charge to the owner, including diagnostic labor which leads
to the determination that a Warranted Part is defective, if the
diagnostic work is performed at an Authorized B&S Service
Dealer. For emissions warranty service contact your nearest Au-
thorized B&S Service Dealer as listed in the "Yellow Pages" un-
der "Engines, Gasoline," "Gasoline Engines," "Lawn Mowers,"
or similar category.
4. Claims and Coverage Exclusions
Warranty ctaims shall be filed in accordance with the provisions
of the B&S Engine Warranty Policy. \Narranty coverage shall be
excluded for failures of Warranted Parts which are not original
B&S parts or because of abuse, neglect or improper mainte-
nance as set forth in the B&S Engine Warranty Policy. B&S is not
liable to cover failures of Warranted Parts caused by the use of
add-on, non-original, or modified parts.
5. Maintenance
Any Warranted Part'which is not scheduled for replacement as re-
quired maintenance or which is scheduled only for regular inspec-
tion to the effect of 'repair or replace as necessary" shall be war-
ranted as to defects for the warranty period. Any Warranted Part
which is scheduled for replacement as required maintenance
shall be warranted as to defects only for the period of time up to
the first scheduled replacement for that part. Any replacement
part that is equivalent in performance and durability may be used
in the performance of any maintenance or repairs. The owner is
responsible for the performance of all required maintenance, as
defined in the B&S Operating and Maintenance Instructions.
6. Consequential Coverage
Coverage hereunder shatl extend to the failure of any engine
components caused by the faiture of any Warranted Part stitt un-
der warranty.
MGP670070 22 -- ENG

TORQUE 1
20=25 IN=LBS
14
11
TORQUE _..
25=30 IN=LBS
3
TORQUE 20=30 IN=LBS
AFTER SETTING
ENGINE SPEED
4
1
TORQUE
120=144 IN=LBS
13
TORQUE
120=144 IN=LBS TORQUE
20=25 IN=LBS
KEY
NO.
1
2
3
4
5
6
7
8
9
10
11
12
13
14
DESCRIPTION
FUEL TANK SCREWS
FUEL TANK
FUEL CAP
HEAT SHIELD
FRAME ASSEMBLY
END COVER
SCREW #10-24 x 9/16
FUEL HOSE
FUEL LINE CLAMP
SCREW, HEX CAP 5/16-18 x 1.25
SCREW #10-32 x 1/2
GROUND LUG
SCREW 5/16-18UNC 2A
WASHER .8750D .3751 D .083THK
PART NUMBER
91895680
GS-0795
GS-0443
GS-0271
GS-0913
GS-0077
SSF-553-1
GS-0225
GS-0227
SSF-605
GS-0107
GS-0117
95829230
SSN-632
23 -- ENG MGP670070

CRAFTSMAN 7000 GENERATOR 9t 9°670070 GENERATOR ASSEMBLY
21"
TORQUE
60=70 IN=LBS
20
18
TORQUE
120=144 IN=LBS
17 /16
15
14
9
INSERT IN SQUARE
HOLES
KEY
NO,
14
15
16
17
18
19
19A
20
21
22
23
DESCRIPTmON
ENGINE (model # 294447-1042-E1)
SCREW 5/16-18 x 3/4
GROUND STRAP
LOCK WASHER
LOCK NUT
ISOLATOR
ISOLATOR
REAR ISOLATOR SPACER
SCREW 1/4-20 x 3/4
FUEL SHUT-OFF VALVE
DRAINCOCK GROMMET
*SEE ENGINE PAGES 30-36
PART NUMBER
SS-12-CD
GS-0118
SSN-1619-ZN
SSF-8150
GS-0033
GS-0033
GS-0492
91895680
GS-0437
GS-0446
MGP670070 24 -- ENG

CRAFTS_,_AN 7000 GENERATOR 0t0o670070 GENERATOR HEAD ASSEMBLY
SHOWN FOR
REFERENCE ONLY
1 ORENT WITH VENTS DOWNWARD AS SHOWN
/
/2
3
TORQUE
204-264 IN-LBS
5 TORQUEUNTILTHREADSRUNOUT
9
/
/10 12 TORQUE60-70IN-LBS
/
113
f116
_17 TORQUE 30-40 IN-LBS
8 TORQUE 120-144 IN-LBS
SCALE 1:1
CAPACITOR WIRING
\\\\\\\
21 INSERT INTO O-RING
GROOVE, PART OF 10
KEY
NO,
1
2
3
4
5
6
7
8
9
10
11
12
16
17
21
DESCRIPTION
DRIVE END ADAPTER
LOCK WASHER 3/8
CAP SCREW 3/8-16 x 1
ROTOR ASSEMBLY
STATOR THRU BOLT
STATOR ASSEMBLY
WASHER 11/16OD x 11/32
NUT 5/16-24
ROTOR THRU BOLT
BEARING SUPPORT
HEX NUT 1/4-20
CAPACITOR
CAPACITOR BRACKET
SCREW 10-32
O-RING
ITEM NOT SHOWN
DIODES
PART NUMBER
GS-0076
SSN-619
SSF-577
GS-0571
GS-0273
GS-0572
SS-6506-CD
SSF-576
GS-0274
GS-0861
SSF-575
GS-0592
GS-0595
SSF-553-1
GS-0862
GS-0082
25 -- ENG NGP670070

CRAFTSMAN 7000 GENERATOR 9t 9°670070 PANEL ASSEMBLY
3 TORQUE OF 10 BN=LBS.
12
KEY
NO. DESCRmPTION
1 PANEL ASSEMBLY
2 PANEL COVER
3 SCREW 10 - 9 X .50
4 SCREW #6-32 X .5 TORX
5 NUT, SPEED #6 - 32
6 120V DUPLEX GFCI RECEPTACLE
7 NUT, HEX JAM
8 CiRCUiT BREAKER 15 AMP
9 3 PRONG TWISTLOCK
10 4 PRONG TWISTLOCK
11 CIRCUIT BREAKER 30 AMP
12
PART NUMBER
GS-0928
GS-0017-1
SSF-3156
SSF-583
SSF-584
GS-0806
SSF-595
GS-0024
GS-0021
GS-0455
GS-0026
GS-0046
MGP670070 26 -- ENG

CRAFTSMAN 70GG GENERATOR 9t9,670070 WHEEL KiT
14
13
10
10
KEY NO, DESCRiPTiON
1
2
3
4
5
6
7
8
9
lO
11
12
13
14
15
16
WHEEL (2 USED)
AXLE
AXLE SPACER(2 USED)
COTTERPiN
WHEEL BRACKET(2 USED)
AXLE END CAP
FLATWASHER,3/40D X 11/16 ID
SCREW, 5/16-18 X 1-3/4 (3 USED)
LOCK NUTS (7 USED)
SCREW, 5/16-18 X 1-3/4 (4 USED)
BASE END CAPS (2 USED)
FLATWASHER, !-5/16 OD X 5/8 ID (2 USED)
HANDLE ASSEMBLY (2 USED)
HANDLE GRiP (2 USED)
LOUVERED HEATDEFLECTOR(NOT SHOWN)
SCREW, HH #8-32 (4 USED) (NOT SHOWN)
PART NO,
GS-0583
GS=0586
GS-0213
SSN=622
GS-0217=1
SSF=591
SSN=623
SS-12-CD
SSF-8150
SSF=999-1
GS=0221
91890228
GS-0584
GS-0220
GS=0597
SUDL-9=I
27 -- ENG NGP670070

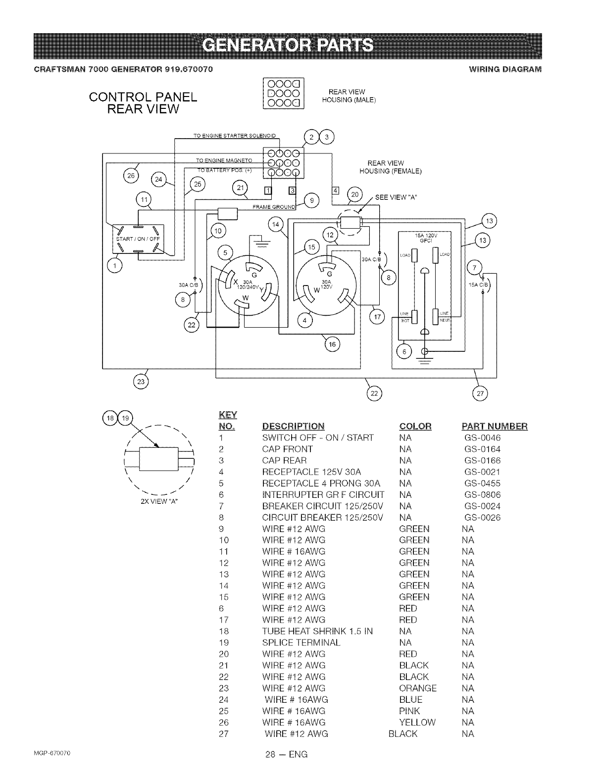
CRAFTSMAN 7000 GENERATOR 9t0=670070
CONTROL PANEL
REAR VI EW
OOOG
DOOO
OOOG
TO ENGINE STARTER SOLENOID
TO ENGINE MAGNETO
REAR ViEW
HOUSING (MALE)
REAR VIEW
HOUSING (FEMALE)
WmRING DIAGRAM
3OA C/B 30G
120/240V,
30A
\/
\/
2X VIEW "A"
KEY
NO.
1
2
3
4
5
6
7
8
9
10
11
12
13
14
15
6
17
18
19
2O
21
22
23
24
25
26
27
15A 120V
GFCl
DESCRIPTION COLOR PART NUMBER
SWHTCH OFF - ON /START NA GS-0046
CAP FRONT NA GS-0164
CAP REAR NA GS-0166
RECEPTACLE 125V 30A NA GS-0021
RECEPTACLE 4 PRONG 30A NA GS-0455
HNTERRUPTER GR F CHRCUHT NA GS-0806
BREAKER CHRCUHT125/250V NA GS-0024
CHRCUHTBREAKER 125/250V NA GS-0026
WHRE #12 AWG GREEN NA
WHRE #12 AWG GREEN NA
WHRE # 16AWG GREEN NA
WHRE #12 AWG GREEN NA
WHRE #12 AWG GREEN NA
WHRE #12 AWG GREEN NA
WHRE #12 AWG GREEN NA
WHRE #12 AWG RED NA
WHRE #12 AWG RED NA
TUBE HEAT SHRHNK 1=5 HN NA NA
SPUCE TERMHNAL NA NA
WHRE #12 AWG RED NA
WHRE #!2 AWG BLACK NA
WHRE #12 AWG BLACK NA
WHRE #!2 AWG ORANGE NA
WHRE# 16AWG BLUE NA
WHRE # 16AWG PINK NA
WIRE # 16AWG YELLOW NA
WIRE #12 AWG BLACK NA
MGP670070 28 -- ENG

CRAFTSMAN 7000 GENERATOR 9t9,670070 WiRE ASSEMBLY
LEADS TO ENGINE
NOTE:
(_ TAPE CONDUIT WITH 3/4 " WiDE SLACK ELECTRICAL TAPE
IN AREAS SHOWN, TO PRODUCE A SECURE TEE JOINT.
Q TAPE CODUIT WiTH 3/4 " WiDE SLACK ELECTRICAL TAPE.
Q +
23+_25 IN. LONG 22 _25 IN LONG
,''" ".£ "-. SEEDE3:AIL "A"
DETAIL "A" ,"
ROTOR REAR VIEW
WINDING STATOR LEADS (1,2,3,4) (_ HOUSING (MALE)
I CO "!
AUX I
W,ND,.G ' I vT .................
50UF_CAPA_ITOR I I&l r _AGRVFI_ EEM_WALE)
KEY
NO,
1
2
3
4
5
6
8
9
10
11
DESCRIPTION
WHRE# 16AWG
WHRE# 16AWG
WHRE# 16AWG
WHRE#12 AWG
WHRE#12 AWG
WIRE #12 AWG
PLUG FRONT
CONDUIT FLEXIBLE
PLUG REAR
CONDUIT FLEXIBLE A2" ID
COLOR
PINK
YELLOW
BLUE
BLACK
ORANGE
GREEN
NA
NA
NA
NA
29 -- ENG MGP670070

CRAFTSMAN 7000 GENERATOR 919.070070
18_ 614_ 691
17
276
158 22_
Briggs & Stratton Model No. 294447=1257=E1
_7_8 dP
"k REQUIRES SPECIAL TOOL TO iNSTALL.
SEE REPAIR iNSTRUCTiON MANUAL
No.
1
2
3
5
5A
7
8
9
10
11
12
13
15
17
18
20
22
33
34
35
36
4O
42
45
42
40_
42
34
GRAPROIL fi
1022_
34
33 ,
276A
GRAPHOIL fi
1022_
1029_
REQUIRES SPECIAL TOOLS
TO iNSTALL. SEE REPAIR
iNSTRUCTION MANUAL.
Part No,
692178
808534
805101
808381
808382
806085
807795
807688
690751
806083
806190
805097
94239
690752
808847
805049
692540
807681
807680
692084
682084
805092
807683
262679
Description
Cylinder Assembly
Bushing/Sea! Kit
OiI Sea! (Magneto Side)
Cylinder Head (#1)
Cylinder Head (#2)
Cylinder Head Gasket
Breather Assembly
Breather Gasket
Screw (Breather Assembly)
Breather Tube
Crankcase Gasket
Screw (Cylinder Head)
OiI Drain Plug
Ball Bearing
Crankcase Cover
Oil Sea! (PTO Side)
Screw (Crankcase Cover/Sump)
Exhaust Valve
Intake Valve
Valve Spring (Intake)
Valve Spring (Exhaust)
Valve Retainer
_,ealveKeeper
Valve Tappet
_No.
192
276
276A
337
383
439
552
552A
572
616
635
691
718
830
868
871
1022
1026
1029
1100
Part No.
807623
690704
805420
491055
19374
692154
690701
806686
690686
806685
805529
690680
690684
691544
805094
805084
806039
805352
805617
691543
690973
@
36 40_)@ 42
42
Description
Rocker Arm Adjuster
Sealing Washer
Sealing Washer
Spark Plug
Spark Plug Wrench
O-Ring Sea!
(Crankcase Cover/Sump)
Governor Shaft Bushing
Governor Shaft Bushing
Breather Baffle
Governor Crank
Spark Plug Boot
Governor Shaft Seal
Locating Pin
Stud (Rocker Arm)
Valve Seal
Bushing Guide
Rocker Arm Gasket
Push Rod (Steel)
Push Rod (Aluminum)
(Exhaust Side Only)
Rocker Arm
Rocker Arm Pivot
MGP670070 30 -- ENG

CRAFTSMAN 7000 GENERATOR 919.670070
50
[1008 OWNER'S MANUAL I
_No,
16
25
26
27
28
29
46
5O
51
51A
54
122
146
276A
365
522
598
741
812
1019
1023
1023A
1025
1058
Briggs & Stratton Model No. 294447+1257+E1
Part No,
692163
807619
807807
807809
807811
807620
807808
807810
807812
690683
807621
807900
807803
691557
807802
805700
805023
690676
690691
94196
805420
690711
491832
807625
805675
805019
808035
691494
690910
690689
274272
Description
Crankshaft
Piston Assembly (Standard)
NOTE
Piston Assembly (.010 Oversize)
Piston Assembly (+020 Oversize)
Piston Assembly (+030 Oversize)
Ring Set (Standard)
NOTE
Ring Set (.010 Oversize)
Ring Set (+020 Oversize)
Ring Set (+030 Oversize)
Piston Pin Lock
Piston Pin
Connecting Rod (Standard)
Connecting Rod (,020 Undersize)
Camshaft
Intake Manifold
Intake Gasket
Intake Gasket
Screw (Intake Gasket)
Carburetor Spacer
Timing Key
Sealing Washer
Screw (Carburetor)
Dipstick/Fill Plug
End Play Shim (Crankshaft)
Timing Gear
Nut (Rocker Arm Cover)
Label Kit
Rocker Arm Cover
Rocker Arm Cover
(Cylinder #! Fuel Pump Applications)
Governor Spool
Owner's Manual (Emission Engines)
++°+ -4b 10°
,o+Q#
105
i..... i
117_ , !27\
!3oQ
No,
51
91
94
95
97
98
1O2
1O4
1O5
1O8
1O9
117
119
125
127
130
133
142
231
255
276B
633
8O7
955
1091
Part No,
805700
807919
808257
690718
807720
808177
805541
690723
805547
690719
807722
806652
690720
808249
690727
690726
691510
690725
690718
690721
690724
690722
805557
807723
691516
Description
Intake Gasket
Upper Carburetor Body Assembly
Idle Mixture Kit
Screw (Throttle Valve)
Throttle Shaft
Idle Speed Kit
Carburetor Body Gasket
Float Hinge Pin
Float Needle Valve
Choke Valve
Choke Shaft
Main Jet
Screw (Upper to Lower Body)
Carburetor
Welch Plug
Throttle Valve
Carburetor Float
Carburetor Nozzle
Screw (Choke Valve)
Choke Shaft Bushing
Sealing Washer
Choke Shaft Seal
Throttle Spacer
Carburetor Plug
Limiter Cap
31 -- ENG NGP670070

CRAFTSMAN 7000 GENERATOR 919.670070 Briggs & Stratton Model No. 294447-1257-E1
226
520 507_
373@
578 _ 683
1!19 _
1054__
No,
188
2O3
2O5
2O6
2O8
2O9
211
212
216
222
226
227
232
234
239
262
278
28O
333
334
359
373
Part No,
805025
690923
805762
691244
691549
691506
805450
690712
690705
808454
690705
690236
805465
221372
491657
805762
690237
691526
492341
805407
691077
90576
Description
Screw (Control Bracket)
Be!I Crank
Screw (Bell Crank)
Governor Adjusting Nut
Governor Control Rod
Governor Spring
Governor Idle Spring
Throttle Link
Choke Link
Control Bracket
Hand Choke Rod
Governor Control Lever
Governor Link Spring
Control Rod Clip
Oil Pressure Switch
Screw (Rod Bracket)
Washer (Governor Control Lever)
Rod Bracket
Magneto Armature
Screw (Magneto Armature)
Washer (Ground Terminal)
Nut (Ground Terminal)
_No,
432
474
493
501
5O5
5O7
52O
526
555
562
577
578
683
689
729
813
851
878
879
920
1054
1119
Part No,
691509
393295
691177
394890
690238
398525
691084
805448
805448
690239
690795
493792
92278
691272
690586
690635
493880
399916
690757
807829
280275
691552
Description
Spring Cap
AItemator
Mounting Bracket
Regulator
Nut (Governor Control Lever)
Insulator
Ground Terminal
Screw (Regulator)
Screw (Starter Solenoid)
Bolt (Governor Control Lever)
Starter Cable
Wire Assembly
Nut (Starter Solenoid)
Friction Spring
Wire Clip
Clamp
Spark Plug Terminal
Alternator Harness
Carburetor Cover
Starter Solenoid
Cable Tie
Screw (Alternator)
MGP670070 32 -- ENG

CRAFTSMAN7000GENERATOR919.670070
523 _ 81g_)
1028
524_ 10
Briggs & Stratton Model No. 294447-1257-E1
62_j/ _ 6oiA
1139 @_" 788 _ _j
467
/1971_
445 996
833_
883
_No, Part No,
161 691561
163 805655
187 298049
240 493629
287 805177
300 807948
385 693169
387 808656
430 690679
436 805142
437 805158
445 394018
467 491875
523 693175
524 693172
525 693174
565 690682
601 95162
601A 93807
613 805448
628 805247
Description
Air Cleaner Base
Air Cleaner Gasket
Fuel Line
Fuel Filter
Screw (Dipstick Tube)
Exhaust Muffler
Screw (Fuel Pump)
Fuel Pump
Bolt (Oil Filter Adapter)
Exhaust Manifold
Screw (Exhaust Manifold)
Air Cleaner Cartridge Filter
Air Cleaner Knob
Dipstick
Dipstick Tube Seal
Dipstick Tube
Stud (Oil Filter Adapter)
Hose Clamp
Hose Clamp
Screw (Exhaust Muffler)
Screw (Fuel Pump Bracket)
_No, Part No,
643 805631
788 691559
816 690706
819 805025
833 692539
862 692153
863 691513
883 805024
884 690898
918 393815
967 272490
968 807862
971 692537
988 805250
996 691577
1004 690743
1027 492932
1028 808033
1139 806497
Description
Air Filter Retainer
Fuel Pump Bracket
Washer (Oil Filter Adapter)
Screw (Muffler Bracket)
Screw (Cleaner Mounting Strap)
Cleaner Mounting Strap
Muffler Bracket
Exhaust Gasket
Muffler Clamp
Vacuum Hose
(Rocker Cover to Impulse Pump)
(Cut to Length)
Pre-Cteaner Filter
Air Cleaner Cover
Screw (Air Cleaner Base)
Oil Adapter Gasket
Carburetor Shield
Air Duct
Oil Filter
Oil Filter Adapter
Washer (Fuel Pump Bracket)
33 -- ENG lvlGP670070

CRAFTSMAN 7000 GENERATOR 919.070070
308A_
529 _)
332
58
638- _t_ 322
57:
506
879
Briggs & Stratton Model No. 294447-1257-E1
732 _
732A _
6_P
59
No, Part No, Description
23 808766 Flywheel (Steel Ring Gear)
55 691568 Rewind Starter Housing
56 805949 Starter Pulley
57 805951 Rewind Starter Spring
58 66574 Starter Rope (Cut to Length)
59 805957 Grip Insert
60 808167 Starter Rope Grip
65 805026 Screw (Rewind Starter)
308 806546 Cylinder Head Cover
308A 806547 Cylinder Head Cover
322 692539 Screw (Cylinder Head Cover)
332 690887 Nut (Flywheel)
455 691517 Flywheel Cup
456 691529 PawI Friction Plate
459 808166 Ratchet PawI
506 690677 Screw (Carburetor Cover)
_No, Part No,
515 691528
529 690744
573 690902
597 690876
608 808087
638 691551
726
727 690714
732 690688
732A 692539
838 690875
865 690750
879 690757
Description
Pawl Spring
Grommet
Back Plate
Screw (Pawl Friction Plate)
Rewind Starter
Washer (Cylinder Head Cover)
Ring Gear (Steel)
(Sold in Flywheel Kit Only; See
Ref. 23.)
Starter Drive Cover
Screw (Starter Drive Cover)
Screw (Starter Drive Cover)
Rewind Starter Ring
Air Guide Cover
Carburetor Cover
MGP670070 34 -- ENG

CRAFTSMAN 7000 GENERATOR 919.670070 Briggs & Stratton Model No. 294447-1257-E1
801
\\
\
797A
@
797
1124
305A
I 1036 EM{SSIONS LABEL I _305
K_No, Part No,
304 808055
305 692539
305A 805247
309 691564
310 690323
311 497608
413 693587
510 496881
544 693548
697 805247
797 92278
Description
Blower Housing
Screw (Blower Housing)
Screw (Blower Housing)
Starter Motor
Bolt (Starter Motor)
Brush Set
Nut (Starter Motor)
Starter Drive
Starter Armature
Screw (Drive Cap)
Nut (Brush Retainer)
_No, Part No,
797A 693167
801 808777
802 497607
803 693547
1036 806687
1051 691124
1090 497605
1121 810056
1122 93410
Description
Nut (Brush Retainer)
Drive Cap
End Cap
Starter Housing
Emissions Label
Retaining Ring
Brush Retainer
Nut (Fuel Pump Bracket)
Screw
(Blower Housing Adapter)
35 -- ENG NGP670070

CRAFTSMAN 7000 GENERATOR 919.670070 Briggs & Stratton Model No. 294447=1257=E1
358 ENGINE GASKET SET
1095 VALVE GASKET SET
1022
_No= Pa_ No=
3 805101
7 806085
9 807688
12 806190
20 805049
51 805700
51A 805023
94 808257
102 805541
104 690723
105 805547
121 807850
127 690727
142 690725
163 805655
Description
OiI Seal (Magneto Side)
Cylinder Head Gasket
Breather Gasket
Crankcase Gasket
Oil Seal (PTO Side)
Intake Gasket
Intake Gasket
Idle Mixture Kit
Carburetor Body Gasket
Float Hinge Pin
Float Needle Valve
Carburetor Overhaul Kit
Welch Plug
Carburetor Nozzle
Air Cleaner Gasket
_No= Part No=
255 690721
276A 805420
276B 690724
358 808390
439 692154
Sump)
633 690722
691 690680
807 805557
812 805019
883 805024
988 805250
1022 806039
1091 691516
1095 808382
Description
Choke Shaft Bushing
Sealing Washer
Sealing Washer
Engine Gasket Set
O-Ring Seal (Crankcase Cover/
Choke Shaft Seal
Governor Shaft Seal
Throttle Spacer
Nut (Rocker Arm Cover)
Exhaust Gasket
OiI Adapter Gasket
Rocker Arm Gasket
Limiter Cap
Valve Gasket Set
MGP670070 36 -- ENG

37-- ENG lvlGP670070

MGP670070 38-- ENG

39-- ENG lvlGP670070

Dear Customer,
In manufacturing this product, many steps have been taken to provide you with the highest quality.
Unfortunately, errors or omissions occasionally occur. In the event that you find a missing or defec-
tive part, please contact your nearest Sears store.
SERVICEANDREPAIRPARTS
CALL1o800o665o4455 *
Keep this number handy should you require a service call or
need to order repair parts.
If ordering parts make sure you have the
name, make and model no. of the merchandise and the name
and number of the part you wish to order.
* If calling locally, please use one of the following numbers:
Regina - 566-5124 Montreal - 333-5740
Toronto - 744-4900 Halifax - 454-2444
Kitchener - 894-7590 Ottawa - 738-4440
Vancouver- 420-8211
If you have any suggestions that would help us to improve our assembly/operation instructions, or
this product, please write them down and mai! it to:
Sears Canada Inc.
222 Jarvis Street
Toronto, Ontario
M5B 2B8
Attention: Buyer Dept: D671 Model No.
NAME
ADDRESS
POSTAL CODE
COMMENTS
PHONE #
MGP670070 40 -- ENG