Craftsman 917 271023 Users Manual
917271023 917271023 CRAFTSMAN LAWN TRACTOR - Manuals and Guides 98120016 View the owners manual for your CRAFTSMAN LAWN TRACTOR #917271023. Home:Lawn & Garden Parts:Craftsman Parts:Craftsman LAWN TRACTOR Manual
CRAFTSMAN Lawn, Tractor Manual 98120016 CRAFTSMAN Lawn, Tractor Owner's Manual, CRAFTSMAN Lawn, Tractor installation guides
917.271023 98120016
2015-01-05
: Craftsman Craftsman-917-271023-Users-Manual-160802 craftsman-917-271023-users-manual-160802 craftsman pdf
Open the PDF directly: View PDF
.
Page Count: 60

Owner's Manual
CRAFTSMAN+
15.5 HP
ELECTRIC START
42" MOWER
AUTOMATIC
LAWN TRACTOR
Model No.
917.271023
• Safety
• Assembly
•Operation
•Maintenance
• Repair Parts
CAUTION:
Read and follow all
Safety Rules and Instructions
before operating this equip-
ment.
Foranswers to your questions
aboutthis product, Call:
1-800-659-5917
Sears Craftsman Help Line
5 am -5 pro,Mon- Sat
Sears, Roebuck and Co., Hoffman Estates, IL 60179

--t,_"_""_........... I_-""r_'•-•-_ "".......... 2
r.•.._..._: .......... 2
•,_...._.. ........... 5
Assemb Y.--i ...... _......... 8
Operati_ n... I ........ 11
Mainter mc_ ....... 18
Maintenance ......................................... 18
Service and Adjustments....; ................. 22
Storage ................................................. 28
Troubleshooting.................................... 29
Repair Parts ......................................... 34
Parts Ordering ....................... Back Cover
III
LIMF TV_ 'ON CRAFTSMAN RIDING EQUIPMENT
For two 2) yif this Craftsman Riding Equipment is main-
tained, =briq to the instructions in the owner's manual,
charge, any parts found to be defective in material or
This cover_
°worn during normal use, such as blades, spark
plugs, et€. ;
•Tire replacement or repair Caused by punctures from outside objects, such as nails,
thoms, stumps, or glass.
•Repairs necessary because of operator abuse, negligence, improper storage or acci-
dent or the failure to maintain the equipment according to the instructions contained in
the owner's manual.
•Riding equipment used for commercial or rental purposes.
LIMITED 90 DAY WARRANTY ON BA'I-rERY
For ninety (90) days from date of purchase, if any battery included with this riding equip-
ment proves defective in material or workmanship and our testing determines the bat-
tery will not hold a charge, Sears will replace the battery at no charge. In-home warranty
service on your Craftsman riding equipment is available at no charge for 30 days from
the date of purchase. Please contact your nearest service center. After 30 days from the
date of purchase, warranty service is available by taking your Craftsman riding equip-
ment to your nearest Sears Service Center• (In-home warranty service will still be avail-
able after 30 days from the date of purchase but a standard trip charge will apply). This
warranty applies only while this product is in the United States. This Warranty gives you
specific legal rights, and you may also have other rights which may vary from state to
state•
Sears, Roebuck and Co., D/817 WA Hoffman Estates, IL 60179
GENERAL OPERATIC_ _,
•Read, understand, and follow all instruc-
tions in the manual and on the machine
before starting.
•Only allow responsible adults, who are
familiar with the instructions, to operate
the machine.
•Clear the area of objects such as rocks,
toys, wire, etc., which could be picked
up and thrown by the blade.
•Be sure the area is clear of other people
before mowing. Stop machine if anyone
enters the area.
2
•Nevercarrypassengers.
°Do not mow in reverse unless absolute-
ly necessary. Always look down and
behind before and while backing.
•Be aware of the mower discharge direc-
tion and do not point it at anyone. Do
not operate the mower without either
the entire grass catcher or the guard in
place•
•Slow down before tuming.
•Never leave a running machine unat-
tended. Always turn off blades, set park-
ing brake, stop engine, and remove
keys before dismounting.

• Tumoffbladeswhennotmowing.
•Stop engine before removing grass
catcher or unclogging chute.
•Mow only in daylight or good artificial
light.
•Do not operate the machine while under
the influence of alcohol or drugs.
• Watch for traffic when operating near or
crossing roadways.
• Use extra care when loading or unload-
ing the machine into a trailer or truck.
SLOPE OPERATION
Slopes are amajor factor related to loss-
of-control and tipover accidents, which
can result in severe injury or death. All
slopes require extra caution. If you cannot
back up the slope or if you feel uneasy on
it, de not mow it.
DO:
•Mow up and down slopes, not across.
•Remove obstacles such as rocks, tree
limbs, etc.
•Watch for holes, ruts, or bumps. Uneven
terrain could overtum the machine. Tall
grass can hide obstacles.
•Use slow speed. Choose a low gear so
that you will not have to stop or shift
while on the slope.
•Follow the manufacturer's recommen-
dations for wheel weights or counter-
weights to improve stability.
•Use extra care with grass catchers or
other attachments. These can change
the stability of the machine.
•Keep all movement on the slopes slow
and gradual. Do not make sudden
changes in speed or direction.
•Avoid starting or stopping on a slope. If
tireslose traction, disengage the blades
and proceed slowly straight down the
slope. _,
DO NOT:
•Donotturn on slopes unless necessary,
and then, turn slowly and gradually
downhill, if possible.
•Do not mow near drop-offs, ditches, or
embankments. The mower could sud-
denly turn over if a wheel is over the
edge of a cliff or ditch, or if an edge
caves in.
•Do not mow on wet grass. Reduced
traction could cause sliding.
•Do not try to stabilize the machine by
putting your foot on the ground.
•Do not use grass catcher on steep
slopes.
CHILDREN
Tragic accidents can occur if the operator
is not alert to the presence of children.
Children are often attracted to the
machine and the mowing activity. Never
assume that children will remain where
you last saw them.
•Keep children out of the mowing area
and under the watchful care of another
responsible adult.
•Be alert and tum machine off if children
enter the area.
•Before and when backing, look behind
and down for small children.
•Never carry children. They may fall off
and be sedously injured or interfere with
safe machine operation.
•Never allow children to operate the
machine.
•Use extra care when approaching blind
comers, shrubs, trees, or other objects
that may obscure vision.
SERVICE
•Use extra care in handling gasoline and
other fuels. They are flammable and
vapors are explosive.
Use only an approved container.
Never remove gas cap or add fuel
with the engine running. Allow en-
gine to cool before refueling. Do not
smoke.
Never refuel the machine indoors.
Never store the machine or fuel
container inside where there is an
open flame, such as a water heater.
•Never run a machine inside a closed
area.
•Keep nuts and bolts, especially blade
attachment bolts, tight and keep equip-
ment in good condition.
• Never tamper with safety devices.
Check their proper operation regularly.
• Keep machine free of grass, leaves, or
other debris build-up. Clean oil or fuel
spillage. Allow machine to cool before
storing.
• Stop and inspect the equipment if you
strike an object. Repair, if necessary,
before restarting.
3

•Never make adjustments or repairs with
the engine running.
•Grass catcher components are subject
to wear, damage, and deterioration,
which could expose moving parts or
allow objects to be thrown. Frequently
check components and replace with
manufacturer's recommended pads,
when necessary.
• Mower blades are sharp and can cut.
Wrap the blade(s) or wear gloves, and
use extra caution when servicing them.
•Check brake operation frequently.
Adjust and service as required.
•Be sure the area is clear of other people
before mowing. Stop machine if anyone
enters the area.
•Never carry passengers.
• Do not mow in reverse unless absolute-
ly necessary. Always look down and
behind before and while backing.
•Never carry children. They may fall off
and be seriously injured or interfere with
safe machine operation.
•Keep children out of the mowing area
and under the watchful care of another
responsible adult.
•Be alert and turn machine off if children
enter the area.
•Before and when backing, look behind
and down for small children.
•Mow up and down slopes (15 °Max), not
acroSS.
•Remove obstacles such as rocks, tree
limbs, etc.
•Watch for holes, ruts, or bumps. Uneven
terrain could overturn the machine. Tall
grass can hide obstacles.
•Use slow speed. Choose a low gear so
that you will not have to stop or shift
while on the slope.
•Avoid starting or stopping on a slope. If
tires lose traction, disengage the blades
and proceed slowly straight down the
slope.
• Donottum on slopes unless necessary,
and then, tum slowly and gradually
downhill, if possible.
_,Look for this symbol to point out impor-
tant safety precautions. It means CAU-
TION!!! BECOME AWAREI!! YOUR SAFE-
TY IS INVOLVED.
,_CAUTION: In order to prevent acciden-
tal starting when setting up, transporting,
adjusting or making repairs=alwaysdiscon-
nect spark plug wire and place wire where
it cannot contact spark plug.
AWARNING: The engine exhaust from
this product contains chemicals known to
the State of California to cause cancer,
birth defects, or other reproductive harm.
4

PRODUCT SPECIFICATIONS
GASOLINE 1.25GALLONS
CAPACITY UNLEADED
ANDTYPE: REGULAR
OIL TYPE SAE10W30
API-SF/SG/SH): (above 32°F)
SAE 10W30
(below 32°F)
_)ILCAPACITY: 4.0 W/PINTS
3.5 W/O I_INTS
SPARK PLUG: Champion RC12YC
GAP: .040 =)
VALVE CLEARANCE: NOTADJUSTABLE
GROUND SPEED FORWARD: 0- 5.5
(MPH): REVERSE: 0-2.4
TIRE PRESSURE: FRONT." 14 PSI
REAR: 10 PSI
CHARGING 3 AMPS BATTERY
SYSTEM: 5 AMPS HEADLIGHTS
BATTERY: AMP/HR: 30
MIN. CCA:240
CASE SIZE: U1R
BLADE BOLT 27-35 FT. LBS.
iTORQUE:
l
CONGRATULATIONS on your purchase
of a Craftsman Tractor. It has been
designed, engineered and manufactured
to give you the best possible dependability
and performance.
Should you experience any problem you
cannot easily remedy, please contact your
nearest Sears Authorized Service Center.
We have competent, well-trained techni-
cians and the proper tools to service or
repair this tractor.
Please read and retain this manual. The
instructions will enable you to assemble
and maintain your tractor properly. Always
observe the =SAFETY RULES".
MAINTENANCE AGREEMENT
A Sears Maintenance Agreement is avail-
able on this product. Contact your nearest
Sears store for details.
CUSTOMER RESPONSIBILITIES
•Read and observe the safety rules.
•Follow a regular schedule in maintain-
ing, caring for and using your tractor.
•Follow the instructions under =Mainte-
nance" and "Storage" sections of this
owner's manual.
_,WARNING: This tractor is equipped
with an internal combustion engine and
should not be used on or near any unim-
proved forest-covered, brush-covered or
grass-covered land unless the engine's
exhaust system is equipped with aspark
arrester meeting applicable local or state
laws (if any). If a spark arrester is used, it
should be maintained in effective working
order by the operator.
In the state of California the above is
required by law (Section 4442 of the
Califomia Public Resources Code). Other
states may have similar laws. Federal
laws apply on federal lands. A spark
arrester for the muffler is available through
your nearest Sears Authorized Service
Center (See REPAIR PARTS section of
this manual).
5

PARTS BAG CONTENTS SHOWN FULL SIZE
(1) Large Flat Washer
O
(1) Hex Bolt
3/8-16 x I
(1) Lockwasher
3/8
(1) Hex Bolt
5/16-18x 1-1/4 @(1) Locknut
5/16-18
(1) Shoulder Bolt
5/16-18
(1) Washer
17/32 x 1-3/16 x 12 Gauge
(1) Knob
6

PARTS BAG CONTENTS SHOWN FULL SIZE
(2) Screws _(2) Lock
#10 x 5/8 Washers #10
(2) Weld Nuts _O
#10 (2) Washers
3/16 x 3/4 x 16 Gauge
Parts packet separately in carton
Seat
Cassette
Manual
Parts Bag
Parts Bag contents not shown full size
u
(2) Latch Hook
Assemblies
Steering Wheel
Adapter
Slope Sheet
Steedng
Wheel Insert
-4=
(2) Keys
Steering 1
Extension
Shaft
____ (2) Shoulder Bolt
(2) Washers
3/8 x 7/8 x 14
Gauge
(2) Gauge Wheels
Q(2) Centedock Nuts
7

Yournewtractorhas been assembled at the factory with exception of those parts left
unassembled for shipping purposes. To ensure safe and proper operation of your tractor
all parts and hardware you assemble must be tightened securely. Use the correct tools
as necessary to insure proper tightness. Review the video cassette before you begin.
TOOLS REQUIRED FOR
ASSEMBLY
A socket wrench set will make assembly
easier. Standard wrench sizes you need
are listed below.
l) 9/16" wrench
2) 1/2" wrench
1) 3/4" wrench
(1) Utility knife
(1)Pliers
(1) 3/4" Socket w/
drive ratchet
(1) Phillips Screw-
driver
(1) Tire pressure
_]auge
When right or left hand =smentioned in
this manual, it means, from your point of
view, when you are in the operating posi-
tion (seated behind the steering wheel).
TO REMOVE TRACTOR FROM
CARTON
UNPACK CARTON
•Remove all accessible loose parts and
parts boxes from shipping carton (See
page 6).
•Cut, from top to bottom, along lines on
all four comers of shipping carton, and
lay panels flat.
•Check for any additional loose parts or
boxes and remove.
BEFORE ROLLING TRACTOR OFF
SKID
ATTACH STEERING WHEEL
ASSEMBLE EXTENSION SHAFT AND
BOOT
• Slide extension shaft onto lower steer-
ing shaft. Align mounting holes in exten-
sion and lower shafts and install 5/16
hex b01t and Iocknut. Tighten securely.
IMPORTANT: Tighten bolt and nut secure-
ly to 18-22 ft. Ibs. torque. =_
•Place tabs of steering boot over tab
slots in dash and push down to secure.
INSTALL STEERING WHEEL
•Position front wheels of the tractor so
they are pointing straight forward.
•Slide steering wheel adapter onto steer-
ing shaft extension.
•Position steering wheel so cross bars
are horizontal (left to right) and slide
inside boot and onto adapter.
•Assemble large flat washer, 3/8 lock
washer, 3/8 hex bolt and tighten securely.
_Insert
_._,_------_33_8HLe_c_/tasher
Large Flat_
Washer j_
I_ _ Steering
Steering Wheel ,__tbs
ExtensionShaft _Adapter
5/16 Hex
5/16
Lower , , -='----,
Steering ! p i
Shaft 7"'.. _ Tab
_- "- .... Slots
• Snap steering wheel insert into center
of steering wheel.
• Remove protective materials from trac-
tor hood and grill.
IMPORTANT: Check for and remove any
staples in skid that maypuncture tires
where tractor is to roll offskid.
TO ROLL TRACTOR OFF SKID (See
Operation section for location and
function of controls)
•Press lift lever plunger and raise attach-
ment lift lever to itshighest position.
•Release parking brake by depressing
clutch/brake pedal.
- Place freewheel control in freewheeling
position to disengage transmission (See
"TO TRANSPORT" in the Operation
section of this manual).
•Roll tractor forward offskid.
•Remove banding holding discharge
guard up against tractor.
8

HOW TO SET UP YOUR TRACTOR
CHECK BATTERY
• Lift seat pan to raised position and open
battery box door.
•If this battery is put into service after
month and year indicated on label (label
located between terminals) charge bat-
tery for minimum of one hour at 6-10
amps. (See "BATTERY" in
MAINTENANCE section of this manual
for charging instructions).
Seat Pan
Battery Label
Terminal
ASSEMBLE GAUGE WHEELS TO
MOWER DECK
The gauge wheels are designed to keep
the mower deck in proper position when
operating mower. Be sure they are proper-
ly adjusted to ensure optimum mower per-
formance.
•Assemble gauge wheels with tractor on
a flat level surface.
•Adjust mower to desired cutting height
(See "TO ADJUST MOWER CUTTING
HEIGHT" in the Operation section of this
manual).
• With mower in desired height of cut po-
sition, gauge wheels should be assem-
bled so they are slightly off the ground.
Install gauge wheel in appropriate hole
with shoulder bolt, 3/8 washer, and 3/8-
16 Iocknut and tighten securely.
• Repeat for opposite side installing
gauge wheel in same adjustment hole.
Gauge Wheel
Mounting
Bracket
INSTALL SEAT
Adjust seat before tightening adjustment
knob.
•Remove cardboard packing on seat pan.
•Place seat on seat pan and assemble
shoulder bolt. Tighten shoulder bolt
securely.
•Assemble adjustment knob and flat
washer loosely. Do not tighten.
•Lower seat into operating position and
sit on seat.
•Slide seat until acomfortable position is
reached which allows you to press
clutch/brake pedal all the way down.
•Get off seat without moving its adjusted
position.
•Raise seat and tighten adjustment knob
securely.
Seat F _,
Seat Pan =__/_-"._'_l / _
\,
Shoulder \ '_-'_\ ! \
AdjustmenC_-_._ _"
Knob _ _ _ Flat Washer
3/8-16
3/8 Washer Shoulder
Gauge Wheel Bolt
CHECK TIRE PRESSURE
The tires on your tractor were overinflated
at the factory for shipping purposes.
Correct tire pressure is important for best
cutting performance.
•Reduce tire pressure to PSI shown in
"PRODUCT SPECIFICATIONS" section
of this manual.
CHECK DECK LEVELNESS
For best cutting results, mower housing
should be properly leveled. See "TO
LEVEL MOWER HOUSING" in the Service
and Adjustments section of this manual.
9

CHECK FOR PROPER POSITION OF
ALL BELTS
See the figures that are shown for replac-
ing motion and mower blade drive belts in
the Service and Adjustments sectoin of
this manual. Verify that the belts are rout-
ed correctly.
CHECK BRAKE SYSTEM
After you leam how to operate your trac-
tor, check to see that the brake is properly
adjusted. See "TO ADJUST BRAKE" in
the Service and Adjustments section of
this manual.
INSTALL MULCHER PLATE
• Install two latch hooks to mulcher plate
using screw, washer, lock washer, and
weld nut as shown.
NOTE: Pre-assembie weld nut to latch
hook by inserting weld nut from the top
with hook pointing down.
•Tighten hardware securely.
•Raise and hold deflector shield in up-
right position.
• Place front of mulcher plate over front of
mower deck opening and slide into
place, as shown.
•Hook front latch into hole on front of
mower deck.
• Hook roar latch into hole on back of
mower deck.
Weld Nut From Hook Points
The Top Down
Look
Weld Washer
Latch Latch
Washer
Mulcher-
Plate
Nut
LockWasher
Washer
'_ Screw
Deflector
Shield
Hooks
ACAUTION: Do not remove discharge
guard from mower. Raise and hold guard
when attaching mulcher plate and allow it
to res: on plate while in operation.
TO CONVERT TO BAGGING OR
DISCHARGING
Simply remove muicher plate and store in
a safe place. Your mower is now ready for
discharging or installation of optional
grass catcher accessory.
NOTE: It is not necessary to change
blades. The mulcher blades are designed
for discharging and bagging also.
=/CHECKLIST
PLEASE REVIEW THE FOLLOWING
CHECKLIST:
v' All assembly instructions have been
completed.
v' No remaining loose parts in carton.
i/ Battery is properly prepared and
charged. (Minimum 1hour at 6 amps).
_/ Seat is adjusted comfortably and
tightened securely.
All tires are properly inflated. (For
shipping purposes, the tires were
overinflated at the factory).
t/ Be sure mower deck is properly leveled
side-to-side/front-to-rear for best
cutting results. (13res must be properly
inflated for leveling).
_/ Check mower and drive belts. Be sure
they are routed properly around pulleys
and inside all belt keepers.
i,,' Check wiring. See that all connections
are still secure and wires are properly
clamped.
_/ Before driving tractor, be sure free-
wheel control is in drive position.
WHILE LEARNING HOW TO USE YOUR
TRACTOR, PAY EXTRAATTENTION TO
THE FOLLOWING IMPORTANT ITEMS:
•/ Engine oil is at proper level.
,/ Fuel tank is filled with fresh, clean,
regular unleaded gasoline.
•/ Become familiar with all controls - their
location and function. Operate them
before you start the engine.
•/Be sure brake system is in safe operat-
ing condition.
,/ It is important to purge the transmis-
sion before operating your tractor for
the first time. Follow proper starting
and transmission purging instructions
(See "TO START ENGINE" and
=PURGE TRANSMISSION" in the Op-
eration section of this manual).
10

Thesesymbolsmayappearonyourtractororin literature supplied with the product.
Learn and understand their meaning.
=
BAI-rERY CAUTION OR
WARNING
ENGINE ON ENGINE OFF
REVERSE FORWARD FAST SLOW
OIL PRESSURE
FUEL CHOKE MOWER HEIGHT PARKING BRAKE UNLOCKED MOWER LIFT
LOCKED
R N H L
ATTACHMENT REVERSE NEUTRAL HIGH LOW PARKING BRAKE
CLUTCH ENGAGED
KEEP AREA CLEAR SLOPE HAZARDS
AI-rACHMENT
IGNITION CLUTCH DISENGAGED
DANGER, KEEP HANDS AND FEET AWAY
(SEE SAFETYRULES SEC_ON)
FREEWHEEL
(A_omat_ Mode_on_)
11

KNOW YOUR TRACTOR
READ THIS OWNER'S MANUAL AND SAFETY RULES BEFORE OPERATING
YOUR TRACTOR
Compare the illustrationswith your tractorto familiarize yourself with the locations of
various controls and adjustments. Save this manual for future reference.
Attachment Ignition
Clutch Lever Switch
Light Switch
Position
Throttle/Choke
Control
Ammeter
Lift Lever
Plunger
Attachment
LiftLever
ClutcWBrake
Control
Freewheel
Control Parking
Height
Adjustment
Indicator
Motion
Control Lever
Our tractors conform to the safety standards of the American
National Standards Institute.
ATTACHMENT CLUTCH LEVER: Used to
engage the mower blades, or other attach-
ments mounted to your _acJpr.
LIGHT SWITCH: Turns the headlights on
and off.
THROTTLE/CHOKE CONTROL: Used to
control engine speed.
CLUTCWBRAKE PEDAL: Used for
declutching and braking the tractor and
starting the engine.
FREEWHEEL CONTROL: Disengages
transmission for pushing or slowly towing
the tractor with the engine off.
MOTION CONTROL LEVER: Selects the
speed and direction of the tractor.
ATTACHMENT LIFT LEVER: Used to
raise and lower the mower deck or other
attachments mounted to your tractor.
LIFT LEVER PLUNGER: Used to release
attachment lift lever when changing its
position.
IGNITION SWITCH: Used for starting and
stopping the engine.
AMMETER: Indicates battery charging (+)
or discharging (-).
PARKING BRAKE: Locks clutch/brake
into the brake position,
12

The operation of any tractor can result in foreign objects thrown into the
eyes, which can result in severe eye damage. Always wear safety glasses
or eye shieldswhile operating your tractor or performing any adjustments or
repairs. We recommend a wide vision safety mask over spectacles, or stan-
dard safety ,qlasses.
-lOW TO USE YOUR TRACTOR
Your tractor is equipped with an operator
presence sensing switch. When engine is
running, any attempt by the operator to
leave the seat withoutfirst setting the
parking brake will shut off the engine.
TO SET PARKING BRAKE
•Depress clutch/brake pedal into full
"BRAKE" position and hold.
•Place parking brake lever in =EN-
GAGED" position and release pressure
from clutch/brake pedal. Pedal should
remain in =BRAKE" position. Make sure
parking brake will hold tractor secure.
Attachment Clutch
Throttle/Choke Lever "Engaged"
Control Position
_Disengaged"
Position
"Brake" "_'-_:__b._Parkin g Brake
Posi_o__.__.._ ',._" \_/_ "Engaged"
Clutch/Brak_. _/ "_'_MotJon
Pedal "Ddve" =Disengaged" Control
Position Position Lever
STOPPING
MOWER BLADES -
•Tost0p mower blades, move attach-
ment clutch lever to "DISENGAGED"
position. _,. ,,
GROUND DRIVE -
•To stop ground drive, depress
clutch/brake pedal into full =BRAKE"
position.
•Move motion control lever to neutral (N)
position.
IMPORTANT: The motion control lever
does not return to neutral (N) position
when the clutch/brake pedal is depressed.
ENGINE -
• -Move throttle control to slow position.
NOTE: Failure to move throttle controlto
slow positionand allowing engine to idle
before stopping may cause engine to
=backfire".
•Turn ignition key to =OFP position and
remove key. Always remove key when
leaving tractor to prevent unauthorized
use.
•Never use choke to stop engine.
IMPORTANT: Leaving the ignition switch
in any position other than =OFP will cause
the battery to be discharged, (dead).
NOTE: Under certain conditions when
tractor is standing idle with the engine run-
ning, hot engine exhaust gases may
cause =browning" of grass. To eliminate
this possibility, always stop engine when
stopping tractor on grass areas.
,A CAUTION: Always stop tractor com-
pletely, as described above, before leaving
the operator's position; to empty grass
catcher, etc.
THROTTLE CONTROL
Always operate engine at full throttle.
•Operating engine at less than full throt-
tle reduces the battery charging rate.
•Full throttle offers the best bagging and
mower performance.
TO MOVE FORWARD AND BACKWARD
The direction and speed of movement is
controlled by the motion control lever.
•Start tractor with motion control lever in
neutral (N) position.
•Release parking brake and clutch/brake
pedal.
•Slowly move motion control lever to
desired position.
TO ADJUST MOWER CUTTING HEIGHT
The position of the attachment lift lever
determines the cutting height.
•Grasp lift lever.
•Press plunger with thumb and move
lever to desired position.
The cutting height range is approximately
1-1/2 to 4". The heights are measured
from the ground to the blade tip with the
engine not running. These heights are
approximate and may vary depending
upon soil conditions, height of grass and
types of grass being mowed.
13

•The average lawn should be cut to
approximately 2-1/2 inches during the
cool season and to over 3 inches during
hot months. For healthier and better
looking lawns, mow often and after
moderate growth.
•For best cutting performance, grass
over 6 inches in height should be
mowed twice. Make the first cut relative-
ly high; the second to desired height.
TO OPERATE MOWER
Your tractor is equipped with an operator
presence sensing switch. Any attempt by
the operator to leave the seat with the
engine running and the attachment clutch
engaged will shut off the engine.
•Select desired height of cut.
•Start mower blades by engaging attach-
ment clutch control.
•TO STOP MOWER BLADES - disen-
_gcage attachment clutch control.
AUTION: Do not operate the mower
without either the entire grass catcher, on
mowers so equipped, or the discharge
guard in place.
Attachment Clutch
Lever "Engaged"
Position
Attachment Lift
Lever High Position
IMPORTANT: The motion control lever
does not retum to neutral (N) position
when the clutch/brake pedal is depressed.
•To restart movement, slowly release
parking brake and clutch/brake pedal.
•Slowly move motion control lever to
slowest setting.
•Make all turns slowly.
TO TRANSPORT
When pushing or towing your tractor, be
sure to disengage transmission by placing
freewheel control in freewheeling position.
Freewheel control is located at the rear
drawbar of tractor.
•Raise attachment lift to highest position
with attachment lift control.
•Pull freewheel control knob out and hold
in position by inserting retainer spring
into for_vard hole of control rod.
• Do not push or tow tractor at more than
two (2) MPH.
•To reengage transmission, reverse
above procedure.
NOTE: To protect hood from damage when
transporting your tractor on a truck or a
trailer, be sure hood is closed and secured
to tractor. Use an appropriate means of
tying hood to tractor (rope, cord, etc.).
Low
Position Position
_Guard
TO OPERATE ON HILLS
_,CAUTION: Do not drive up or down
hills with slopes greater than 15° and do
not drive across any slope. Use the slope
guide provided at the badl_oPthis manual.
•Choose the slowest speed before start-
ing up or down hills.
•Avoid stopping or changing speed on
hills.
•If slowing is necessary, move throttle
control lever to slower position.
•If stopping is absolutely necessary, push
clutch/brake pedal quickly to brake posi-
tion and engage parking brake.
•Move motion control lever to neutral (N)
position.
TOWING CARTS AND OTHER
A'I'I'ACHMENTS
Tow onlythe attachments that are recom-
mended by and comply with specifications
of the manufacturer of your tractor. Use
common sense when towing. Too heavy of
a load, while on a slope, is dangerous.
Tires can lose tractionwith the ground and
cause you to lose control of your tractor.
BEFORE STARTING THE ENGINE
CHECK ENGINE OIL LEVEL
•The engine in your tractor has been
shipped, from the factory, already filled
with summer weight oil.
•Check engine oil with tractor on level
ground.
14

•Unthread and remove oil fill cap/dip-
stick; wipe oil off. Reinsert the dipstick
into the tube and rest oil fill cap on the
tube. Do not thread the cap onto the
tube. Remove and read oil level. If nec-
essary, add oil until UFULL" mark on
dipstick is reached. Do not overfill.
•For cold weather operation you should
change oil for easier starting (See =OiL
VISCOSITY CHART" in the
Maintenance section of this manual).
•To change engine oil, see the
Maintenance section in this manual.
ADD GASOLINE
•Fill fuel tank. Use fresh, clean, regular
unleaded gasoline with a minimum of 87
octane. (Use of leaded gasoline will
increase carbon and lead oxide
deposits and reduce valve life). Do not
mix oil with gasoline. Purchase fuel in
quantities that can be used within 30
days to assure fuel freshness.
IMPORTANT: When operating in tempera-
tures below 32°F(0°C), use fresh, clean
winter grade gasoline to help insure good
_l_NAweather starting.
RNING: Experience indicates that
alcohol blended fuels (called gasohol or
using ethanol or methanol) can attract
moisture which leads to separation and
formation of acids during storage. Acidic
gas can damage the fuel system of an
engine while in storage. To avoid engine
problems, the fuel system should be emp-
tied before storage of 30 days or longer.
Drain the gas tank, start the engine and let
it run until the fuel lines and carburetor are
empty. Use fresh fuel next season. See
Storage Instructions for additional informa-
tion. Never use engine or carburetor
cleaner products in the fuel tank or perma-
_nt damage may occur.
CAUTION: Fill to bottom of gas tank
filler neck. Do not overfm. V_pe off any
spilled oil or fuel. Do not store, spill or use
gasoline near an open flame.
TO START ENGINE
When starting the engine for the first time
or if the engine has run out of fuel, it will
take extra cranking time to move fuel from
the tank to the engine.
•Be sure freewheel control is in the
transmission engaged position.
•onssat operat j depress
_utc_rak_ ped_andsstpaddngbrske.
•Place motion control lever in neutral (N)
position.
•Move attachment clutch to "DISEN-
GAGED" position.
•Move throttle control to choke position.
NOTE: Before starting, read the warm and
cold starting procedures below.
•Insert key into ignition and tum key
clockwise to =START" position and
release key as soon as engine starts.
Do not run starter continuously for more
than fifteen seconds per minute. If the
engine does not start after several
attempts, move throttle control to fast
position, wait a few minutes and try
again. If engine still does not start,
move the throttle control back to the
choke position and retry.
WARM WEATHER STARTING (50 ° F and
above)
•When engine starts, move the throttle
control to the fast position.
•The attachments and ground drive can
now be used. If the engine does not
accept the load, restart the engine and
allow it to warm up for one minute using
the choke as described above.
COLD WEATHER STARTING ( 50 ° F and
below)
•When engine starts, allow engine to run
with the throttle control in the choke
position until the engine runs roughly,
then move throttle control to fast posi-
tion. This may require an engine warm-
up period from several seconds to sev-
eral minutes, depending on the temper-
ature.
AUTOMATIC TRANSMISSION WARM UP
•Before ddving the unit in cold weather,
the transmission should be warmed up
as follows:
* Be sure the tractor is on level ground.
Place the motion control lever in neutral.
Release the parking brake and let the
clutch/brake slowly retum to operating
position.
•Allow one minute for transmission to
warm up. This can be done during the
engine warm up period.
•The attachments can also be used dur-
ing the engine warm-up period after the
transmission has been warmed up.
NOTE: At a high altitude (above 3000
feet) or in cold temperatures (below 32 F)
the carburetor fuel mixture may need to be
adjusted for best engine performance.
See "TO ADJUST CARBURETOR" in the
Service and Adjustments section of this
manual.
15

,_RGE TRANSMISSION
CAUTION: Never engage or disen-
gage freewheel lever while the engine is
running.
To ensure proper operation and perfor-
mance, it is recommended that the trans-
mission be purged before operating tractor
for the first time. This procedure will
remove any trapped air inside the trans-
mission which may have developed during
shipping of your tractor.
IMPORTANT: Should your transmission
require removal for service or replace-
ment, it should be purged after reinstalla-
tion before operating the tractor.
• Place tractor safely on level surface with
engine off and parking brake set.
•Disengage transmission by placing free-
wheel control in freewheeling position
(See rl'O TRANSPORT" in this section
of manual ).
•Sitting in the tractor seat, start engine.
After the engine is running, move throt-
tle control to slow position. With motion
control lever in neutral (N) position,
slowly disengage clutch/brake pedal.
•Move motion control lever to full forward
position and hold for five (5) seconds.
Move lever to full reverse position and
hold for five (5) seconds. Repeat this
procedure three (3) times.
NOTE: During this procedure there will be
no movement of drive wheels. The air is
being removed from hydraulic drive sys-
tem.
•Move motion control lever to neutral (N)
position. Shut off engine and set parking
brake.
•Engage transmission by placing free-
wheel control in driving position (See
"TO TRANSPORT" in this section of
manual).
•Sitting in the tractor s,eat_start engine.
After the engine is running, move throt-
tle control to half (1/2) speed. With
motion control lever in neutral (N) posi-
tion, slowly disengage clutch/brake
pedal.
•Slowly move motion control lever for-
ward; after the tractor moves approxi-
mately five (5) feet, slowly move motion
control lever to reverse position. After
the tractor moves approximately five (5)
feet return the motion control lever to
the neutral (N) position. Repeat this pro-
cedure with the motion control lever
three (3) times.
•Your tractor is now purged and ready for
normal operation.
MOWING TIPS
•Tire chains cannot be used when the
mower housing is attached to tractor.
•Mower should be properly leveled for
best mowing performance. See "TO
LEVEL MOWER HOUSING" in the
Service and Adjustments section of this
manual.
•The left hand side of mower should be
used for trimming.
•Drive so that clippings are discharged
onto the area that has been cuL Have
the cut area to the right of the tractor.
This will result in a more even distribu-
tion of clippings and more uniform cut-
ting.
•When mowing large areas, start by turn-
ing to the right so that clippings will dis-
charge away from shrubs, fences, drive-
ways, etc. After one or two rounds, mow
in the opposite direction making left
hand turns until finished.
•If grass is extremely tall, it should be
mowed twice to reduce load and possi-
ble fire hazard from dried clippings.
Make first cut relatively high; the second
to the desired height.
•Do not mow grass when it is wet. Wet
grass will plug mower and leave unde-
sirable clumps. Allow grass to dry
before mowing.
•Always operate engine at full throttle
when mowing to assure better mowing
performance and proper discharge of
material. Regulate ground speed by se-
lecting a low enough gear to give the
mower the best cutting performance as
well as the quality of cut desired.
•When operating attachments, select a
ground speed that will suit the terrain
and give best performance of the at-
tachment being used.
I
16

MULCHING MOWING TIPS
IMPORTANT:Forbestperformance,keep
mowerhousingfreeof built-upgrassand
trash.Cleanaftereach use.
• The special mulching blade will recut
the grass clippings many times and
reduce them in size so that as they fall
onto the lawn they will disperse into the
grass and not be noticed. Also, the
mulched grass will biodegrade quickly
to provide nutrients for the lawn. Always
mulch with your highest engine (blade)
speed as this will provide the best recut-
ling action of the blades.
• Avoid cutting your lawn when it is wet.
Wet grass tends to form clumps and
interferes with the mulching action. The
best time to mow your lawn is the early
afternoon. At this time the grass has
dried and the newly cut area will not be
exposed to the direct sun.
•For best results, adjust the mower cut-
ting height so that the mower cuts off
only the top one-third of the grass
blades. For extremely heavy mulching,
reduce your width of cut on each pass
and mow slowly.
•Certain types of grass and grass condi-
tions may require that an area be
mulched a second time to completely
hide the clippings. When doing a sec-
ond cut, mow across or perpendicular to
the first cut path.
•Change your cutting pattern from week
to week. Mow north to south one week
then change to east to west the next
week. This will help prevent matting and
graining of the lawn.
Max 1/3
• L t
17

CUSTOMER RESPONSIBILITIES
AS YOU COMPLETE
Check Brake Operation _
Check Tim Pm_um
TInterlock Systems 14r
RCheckforLooseFasteners _ _7
_SharpeNReplace Mower Blades _4
TLubrication Chart
0 CheckBatteryLevel I_
Wclaan Battery and Temlinals _I_
Check Ttinsaxla Cooling I1_
Adjust Blade BeR(s) Tension I_s
AdJust Moron Drive Balt(s) Tension I_s
Check Engine Oil Level Vt
i Change Eng ne Oil I_1.=,: If
E Clean Air Filter
aClean Air Screen
GI Inspect Muffler/Spark Arrester
Replace Oil Filter (if equipped) I_l.t
N ' Clean Engine C°°ling Fins _=
Replace Spark Plug
Replace Air Filter Paper Cartridge 1_2
Replace Fuel Filter Vp
1 - C_ mole o#_'_ where o_l_ltJnO tmd4w i hew4y k_d or In _gh am_4e_t temp_oturN. 5 *_equipped with adjultibl/systmn.
2 - Sen4ce m_. ohln when opera,rig in erty of dusty _.
3 - NK_oped w_ o¢ f_er. change oJ evwp/50 hours.
4 - Repkx_ _=de= mor_ often when rnowb_ in sandy sol.
GENERAL RECOMMENDATIONS
The warranty on this tractor does not cover
items that have been subjected to operator
abuse or negligence. To receive full value
from the warranty, operator must maintain
tractor as instructed in this manual. Some
adjustments will need to be made periodi-
cally to properly maintain your tractor.
All adjustments in the Service and
Adjustments section of this manual should
be checked at least once each season.
• Once a year you should replace the
spark plug, clean or re_laL'_eair filter, and
check blades and belts for wear. A new
spark plug and clean air filter assure
proper air-fuel mixture and help your
engine run better and last longer.
BEFORE EACH USE
•Check engine oil level.
•Check brake operation,
•Check tire pressure.
• Check operator presence and interlock
systems for proper operation.
• Check for loose fasteners.
6 - Net required #equipped with malntenance-_e b_t_y.
7 - "nghtenItont ex_ pivotbo, to 35 tL-Ibs, maximum.
DOr_ ov_ighter_
LUBRICATION CHART
Zerk Zerk
Front
FrontWheel Wheel
Beadng_ _:_ ring
Qutch Yl|III
Pivot(s) "_,_,_____
SAE 30 or 10w30 Motor OIL
OGeneral Purpose Grease .
Refer to Maintenance Engine Section
IMPORTANT: Do not oil or grease the pivot
points which have special nylon bear-ings.
Viscous lubricants will attract dust and dirt
that will shorten the life of the self-lubricating
bearings. If you feel they must be lubricated,
use only a dry, powdered graphite type lubri-
cant sparingly.
18

TRACTOR
Alwaysobservesafetyruleswhenper-
forminganymaintenance.
BRAKEOPERATION
If tractorrequiresmorethansix (6)feet
stoppingdistanceat highspeedinhighest
gear,thenbrakemustbeadjusted.(See
"TOADJUSTBRAKE"inthe Serviceand
Adjustmentssectionof thismanual).
TIRES
•Maintain proper air pressure in all tires
(See "PRODUCT SPECIFICATIONS"
section of this manual).
•Keep tires free of gasoline, oil, or insect
control chemicals which can harm rub-
ber.
•Avoid stumps, stones, deep ruts, sharp
objects and other hazards that may
cause tire damage.
NOTE: To seal tire punctures and prevent
flat tires due to slow leaks, tire sealant
may be purchased from your local parts
dealer. Tire sealant also prevents tire dry
rot and corrosion.
OPERATOR PRESENCE SYSTEM
Be sure that operator presence and inter-
lock systems are working propedy. If your
tractor does not function as described
below, repair the problem immediately.
•The engine should not start unless the
clutch/brake pedal is fully depressed
and attachment clutch control is in the
disengaged position.
•When the engine is running, any
attempt by the operator to leave the
seat without first setting the parking
brake should shut off the engine.
•When the engine is running and the
attachment clutch is engaged, any
attempt by the operator to leave the
seat should shut off the engine.
•The attachment clutch should never
operate unless the operator is in the
seat.
BLADE CARE
For best results mower blades must be
kept sharp. Replace bent or damaged
blades.
BLADE REMOVAL
•Raise mower to highest position to allow
access to blades.
•Remove hex boll, lock washer and flat
washer securing blade.
•Install new or resharpened blade with
trailing edge up towards deck as shown.
IMPORTANT." To ensure proper assembly,
center hole in blade must align with star
on mandrel assembly.
• Reassemble hex boll, lock washer and
flat washer in exact order as shown.
•Tighten bolt securely (27-35 Ft. Lbs.
torque).
IMPORTANT: Blade bolt is grade 8 heat
treated.
TrailingI _Up MandrelAssembly
Blade
Center
Lock
_p._.. Hex Bolt
(Grade8)"
TO SHARPEN BLADE
NOTE: We do not recommend sharpen-
ing blade but if you do, be sure the blade
is balanced.
Care should be taken to keep the blade
balanced. An unbalanced blade will cause
excessive vibration and eventual damage
to mower and engine.
•The blade can be sharpened with a file
or on a gdnding wheel. Do not attempt
to sharpen while on the mower.
•To check blade balance, you will need a
5/8" diameter steel boll, pin, or a cone
balancer. (When using acone balancer,
follow the instructions supplied with bal-
ancer.)
NOTE: Do not use anail for balancing
blade. The lobes of the center hole may
appear to be centered, but are not.
•Slide blade on to an unthreaded portion
of the steel bolt or pin and hold the boll
or pin parallel with the ground. If blade
is balanced, it should remain in a hori-
zontal position. If either end of the
blade moves downward, sharpen the
heavy end until the blade is balanced.
Center Hole
5/8" Bolt
or Pin
BATTERY
Your tractor has a battery charging system
which is sufficient for normal use.
However, periodic charging of the battery
with an automotive charger will extend its
life.
• Keep battery and terminals clean.
•Keep battery bolts tight.
•Keep small vent holes open.
•Recharge at 6-10 amperes for 1 hour.
NOTE: The odginal equipment battery on
your tractor is maintenance free. Do not
19attempt to open or remove caps or covers.

Addingor checking level of electrolyte is
not necessary.
TO CLEAN BATTERY AND TERMINALS
Corrosion and dirt on the battery and ter-
minals can cause the battery to =leak"
power.
•Open battery box door.
•Disconnect BLACK battery cable first
then RED battery cable and remove
battery from tractor.
•Rinse the battery with plain water and
dry.
•Clean terminalsand battery cable ends
with wire brush until bdght.
•Coat terminals with grease or petroleum
jelly.
•Reinstall battery (See =REPLACING
BATTERY" in the SERVICE AND
ADJUSTMENTS section of this manu-
Check V-belts for deterioration and wear
after t00 hours of operation and replace if
necessary. The belts are not adjustable.
Replace belts if they begin to slip from
wear.
TRANSAXLE COOLING
The transmission fan and cooling fins
should be kept clean to assure proper
cooling.
Do not attempt to clean fan or transmis-
sion while engine is running or while the
transmission is hot.
•Inspect cooling fan to be sure fan
blades are intact and clean.
•Inspect cooling fins for dirt, grass clip-
pings and other materials. To prevent
damage to seals, do not use com-
pressed air or high pressure sprayer to
clean cooling fins.
TRANSAXLE PUMP FLUID
The transaxle was sealed at the factory
and fluid maintenance is not required for
the life of the transaxle. Should the
transaxle ever leak or reqube servicing,
contact your nearest authorized service
center/department.
ENGINE
LUBRICATION
Only use high quality detergent oil rated
with API service classification SF, SG, or
SH. Select the oil's SAE viscosity grade
according to your expected operating tam-
perature.
Change the oil after every 50 hours of
operation or at least once a year if the
tractor is not used for 50 hours in one
yean
SAE VISCC_TY GRADES
Check the crankcase oil level before start-
ing the engine and after each eight (8)
hours of operation. Tighten oil fill cap/dip-
stick securely each time you check the oil
level.
TO CHANGE ENGINE OIL
Determine temperature range expected
before oil change. All oil must meet API
service classification SF, SG, or SH.
•Be sure tractor is on level surface.
• Oil will drain more freely when warm.
•Catch oil in a suitable container.
•Remove oil fill cap/dipstick. Be careful
not to allow dirt to enter the engine
when changing oil.
•Remove drain plug.
•After oil has drained completely, replace
oil drain plug and tighten securely.
•Refill engine with oil through oil fill dip-
stick tube. Pour slowly. Do not overfill.
For approximate capacity see "PROD-
UCT SPECIFICATIONS" section of this
manual.
•Use gauge on oil fill cap/dipstick for
checking level. Insert dipstick into the
tube and rest the oil fill cap on the tube.
Do not thread the cap onto the tube
when taking reading. Keep oil at
UFULLWline on dipstick. Tighten cap
onto the tube securely when finished.
Air Cleaner Cover Knob
Cover Wing
Foam Nut
Pre-Claaner Rubber
Air Cleaner
Air Base
Cleaner
Paper Oil Fill
Cartridge CapOipstick
Oil Drain
2O

CLEAN AIR SCREEN
Airscreenmustbekeptfreeof dirtand
chaffto preventenginedamagefromover-
heating.Cleanwithawire brush or com-
pressed air to remove dirt and stubborn
dried gum fibers.
AIR FILTER
Yourengine will not run properly using a
dirtyair filter. Clean the foam pre-cleaner
after every 25 hours of operation or every
season. Service paper cartriage every
100 hours of operation or every season,
whichever occurs first.
Service air cleaner more often under dusty
conditions.
•Remove knob and cover.
•Remove wing nut and air cleaner from
base.
TO SERVICE PRE-CLEANER
•Slide foam pro-cleaner off cartddge.
•Wash it in liquid detergent and water.
•Squeeze it dry in a clean cloth. Allow it
to dry.
•Saturate it in engine oil. Wrap it in
clean, absorbent cloth and squeeze to
remove excess oil.
TO SERVICE CARTRIDGE
• Replace a dirty, bent, or damaged car-
tridge.
NOTE: Do not wash the paper cartridge
or use pressurized air, as this will damage
the cartddge.
•Reinstall the pre-cieaner (cleaned and
oiled) over the paper cartridge.
•Reassemble air cleaner, wing nut, cover
and tighten knob securely.
CLEAN AIR INTAKE/COOLING AREAS
To insure proper cooling, make sure the
grass screen, cooling fins, and other
external surfaces of the engine are kept
clean at all times.
Every 100 hours of operation (more often
under extremely dustyrdi_y conditions),
remove the blower housing and other
cooling shrouds. Clean the cooling fins
and external surfaces as necessary. Make
sure the cooling shrouds are reinstalled.
NOTE: Operating the engine with a
blocked grass screen, dirty or plugged
cooling fins, and/or cooling shrouds re-
moved will cause engine damage due to
overheating.
MUFFLER
Inspect and replace corroded muffler and
spark arrester (if equipped) as it could cre-
ate a fire hazard and/or damage.
SPARK PLUGS
Replace spark plugs at the beginning of
each mowing season or after every 100
hours of operation, whichever occurs first.
Spark plug type and gap setting are
shown in uPRODUCT SPECIFICATIONS"
section of this manual.
ENGINE OIL FILTER
Replace the engine oil filter every season
or every other oil change if the tractor is
used more than 100 hours in one year.
•Drain oil from engine crankcase (See
=TO CHANGE ENGINE OIL" in this sec-
tion of this manual, through step remove
drain plug).
•Remove oil filter and wipe off filter
adapter.
•Apply a thin coating of new engine oil to
the rubber gasket on replacement oil fil-
ter.
•Install replacement oil filter on filter
adapter. Turn oil filter clockwise until
rubber gasket contacts the filter adapter,
then tighten filter an additional 1/2 turn.
•Fill crankcase with new oil (See =TO
CHANGE ENGINE OIL" in this section
of this manual). For approximate capac-
ity see "PRODUCT SPECIFICATIONS"
section of this manual.
•Start the engine and check for oil leaks.
Correct any leaks before placing engine
into full operation.
Oil Filter /
IN-LINE FUEL FILTER
The fuel filter should be replaced once
each season. If fuel filter becomes
clogged, obstructing fuel flow to carbure-
tor, replacement is required.
•With engine cool, remove filter and plug
fuel line sections.
21

•Place new fuel filter in position in fuel
line with arrow pointing towards carbu-
retor.
•Be sure there are no fuel line leaks and
damps are properly positioned.
•Immediately wipe up any spilled gaso-
line.
CLEANING
•Clean engine, battery, seat, finish, etc.
of all foreign matter.
•Keep finished surfaces and wheels free
of all gasoline, oil, etc.
•Protect painted surfaces with automo-
tive type wax.
We do not recommend using a garden
hose to clean your tractor unless the elec-
trical system, muffler, air filter and carbure-
tor are covered to keep water out. Water
in engine can result in a shortened engine
life.
Before performing any service or adjustments:
Depress clutch/brake pedal fully and set parking brake.
•Place motion control lever in neutral (N) position.
•Place attachment clutch in =DISENGAGED" position.
•Turn ignition key "OFF" and remove key.
Make sure the blades and all moving parts have completely stopped.
Disconnect spark plug wire from spark plug and place wire where it cannot come in
contact with
TRACTOR
TO REMOVE MOWER
Mower will be easier to remove from the
right side of tractor.
•Place attachment clutch in "DISEN-
GAGED" position.
•Move attachment lift lever forward to
lower mower to its lowest position.
•Roll belt off engine pulley.
•Disconnect dutch rod from clutch lever
by removing retainer spring.
•Disconnect anti-swaybar from chassis
bracket by removing retainer spring.
•Disconnect suspension arms from rear
deck brackets by removing retainer
springs. Clutch
•Disconnect front links from deck by
removing retainer springs.
•Raise lift lever to raise suspension
arms. Slide mower out from under trac-
tor,
IMPORTANT: If an attachment other than
the mower deck is to be mounted on the
tractor, remove the front links.
TO INSTALL MOWER
•Raise attachment lift lever to its highest
position.
•Slide mower under tractor with dis-
charge guard to right side of tractor.
•Lower lift lever to its lowest position.
•Install mower in reverse order of
removal instructions.
Retainer
Spring
Front
Link
Retainer
Spring
Anti-Swaybar
22
(Both Sides)
(Both Sides)

TO LEVELMOWERHOUSING
Adjustthemowerwhiletractoris parked
onlevel ground or driveway. Make sure
tires are propedy inflated (See =PROD-
UCT SPECIFICATIONS'). If tiros are
over or underinflated, you will not propedy
adjust your mower.
SIDE-TO-SIDE ADJUSTMENT
•Raise mower to its highest position.
•At the midpoint of both sides of mower,
measure height from bottom edge of
mower to ground. Distance =A" on both
sides of mower should be the same or
within 1/4" of each other.
•If adjustment is necessary, make adjust-
ment on one side of mower only.
• To raise one side of mower, tighten lift
link adjustment nut on that side.
•To lower one side of mower, loosen lift
link adjustment nut on that side.
NOTE: Each full tum of adjustment nut
will change mower height about 118".
•Recheck measurements after adjusting.
Bottom edge of Bottom edge
mower to of mower to
ground \_gmund
Suspension
A_
• Before making any necessary adjust-
ments, check that both front links are
equal in length. Both links should be
approximately 10-3/8".
•If links are not equal in length, adjust
one link to same length as other link.
•To lower front of mower loosen nut "E"
on both front links an equal number of
tums.
•When distance =D" is 1/8" to 1/2" lower
at front than roar, tighten nuts =F"
against trunnion on both front links.
•To raise front of mower, loosen nut =P
from trunnion on both front links.
Tighten nut =E" on both front links an
equal number of tums.
•When distance =D" is 1/8" to 1/2" lower
at front than roar, tighten nut =P against
trunnion on both front links.
•Recheck side-to-side adjustment.
_.._\_ ! ..I ..Mandrel
o = e
Both FrontLinks Should be Equal in Length
Lift LinkAdjustment Nut
FRONT-TO-BACK ADJUSTMENT
IMPORTANT: Deck must be level side-to-
side. If the following front-to-back adjust-
ment is necessary, be _rure,to adjust both
front links equally so mower will stay
level side-to-side.
To obtain the best cutting results, the
mower housing should be adjusted so that
the front is approximately 1/8" to 1/2"
lower than the roar when the mower is in
its highest position.
Check adjustment on right side of tractor.
Measure distance "D" directly in front and
behind the mandrel at bottom edge of
mower housing as shown.
Front Links
TO REPLACE MOWER BLADE DRIVE
BELT (See lllustration Next Page)
The mower blade drive belt may be
replaced without tools. Park the tractor on
level surface. Engage parking brake.
BELT REMOVAL -
•Remove mower from tractor (See "TO
REMOVE MOWER" in this section of
this manual).
•Work belt off both mandrel pulleys and
idler pulleys.
• Pull belt away from mower.
23

BELT INSTALLATION -
•Install new belt in reverse order of
removal.
Mandrel
Pulley
•Make sure belt is in all pulley grooves
and inside all belt guides.
•Install mower in reverse order of
removal instructions.
Idler
Pulleys
Mandrel
Pulley
TO ADJUST BRAKE
Your tractor is equipped with an adjustable
brake system which is mounted on the
side of the transaxle.
If tractor requires more than six (6) feet
stopping distance at high speed in high-
est gear, then brake must be adjusted.
•Depress clutch/brake pedal and engage
parking brake.
•Measure distance between brake oper-
ating arm and nut "A" on brake rod.
•If distance is other than 1-9/16", loosen
jam nut and turn nut "A" until distance
becomes 1-9/16". Retighten jam nut
against nut "A".
•Road test tractor for proper stopping
distance as stated above. Readjust if
necessary. If stopping distance is still
greater than six (6) feet in highest gear,
further maintenance is necessary.
Cdntact your nearest authorized ser-
vice center/department.
- Operating
Arm
Do Not touch this nut. Iffurther brake adjustment is
necessary contact your nearest authorized service
center/department 24
TO REPLACE MOTION DRIVE BELT
Park the tractor on level surface. Engage
parking brake. For assistance, there is a
belt installation guide decal on bottom side
of left footrest.
•Remove mower (See "1"O REMOVE
MOWER" in this section of this manual.)
•Remove belt from stationary idler and
clutching idler.
•Pull belt slack toward rear of tractor.
Carefully remove belt upwards from
transmission input pulley and over cool-
ing fan blades.
•Pull belt toward front of tractor and
remove downward from around engine
pulley.
•Install new belt by reversing above pro-
cedure.
Engine.._.......___
Pulley
Clutching Idler--
Stationary Idler-.......
Transmission
Input Pulley_ 4.-
,.JP" ]
]_/(t

TO ADJUST MOTION CONTROL LEVER
The motion control lever has been preset
at the factory and adjustment should not
be necessary.
If for any reason the motion control lever
will not hold its position while at a selected
speed, it may be adjusted at the friction
pack located on the right side of transmis-
sion.
•Park tractor on level surface. Stop trac-
tor by turning ignition key to,=OFP ' posi-
tion, and engage parking brake.
•Adjust motion control lever by tightening
adjustment Iocknut one half (1/2) tum.
NOTE: If for any reason the effort to move
the motion control lever becomes too
excessive, reverse the above adjustment
procedure by loosening Iocknut 1/4 to 1/2
turn.
Road test tractor after adjustment and
repeat procedure if necessary.
TRANSMISSION REMOVAL/REPLACE-
MENT
Should your transmission require removal
for service or replacement, it should be
purged after reinstallation and before
operating the tractor. See =PURGE
TRANSMISSION" in the Operation section
of this manual.
Ad_justmen t
Locknut
TO ADJUST STEERING WHEEL ALIGN-
MENT
If steering wheel crossbars are not hori-
zontal (left to right)when wheels are posi-
tioned straight forward, remove steering
wheel and reassemble per instructions in
the Assembly section of this manual.
FRONT WHEEL TOE-IN/CAMBER
The front wheel toe-in and camber are not
adjustable on your tractor. If damage has
occurred to affect the front wheel toe-in or
camber, contact your nearest authorized
service center/department.
TO REMOVE WHEEL FOR REPAIRS
• .Block up axle securely.
•Remove axle cover, retaining ring and
washers to allow wheel removal (rear
wheel contains a square key -Do not
lose).
•Repair tire and reassemble.
•On rear wheels only: align grooves in
rear wheel hub and axle. Insert square
key.
•Replace washers and snap retaining
ring securely in axle groove.
•Replace axle cover.
NOTE: To seal tire punctures and prevent
flat tires due to slow leaks, tire sealant
may be purchased from your local parts
dealer. Tire sealant also prevents tire dry
rot and corrosion.
RetaininW_h_ A
(Rear Wheel Only)
TO START ENGINE WITH A WEAK
BATTERY
ACAUTION: Lead-acid batteries gener-
ate explosive gases. Keep sparks, flame
and smoking materials away from batter-
ies. Always wear eye protection when
around batteries.
If your battery is too weak to start the
engine, it should be recharged. (See
"BATTERY" in the MAINTENANCE sec-
tion of this manual).
If "jumper cables" are used for emergency
starting, follow this procedure:
IMPORTANT: Your tractor Is equipped
with a 12 volt negative grounded system.
The other vehicle must also be a 12 volt
negative grounded system. Do not use
your tractor battery to start other vehicles.
TO ATTACH JUMPER CABLES -
• Connect each end of the RED cable to
the POSITIVE (+) terminal of each bat-
tery, taking care not to short against
chassis.
•Connect one end of the BLACK cable to
the NEGATIVE (-) terminal of fully
charged battery.
•Connect the other end of the BLACK
cable to good CHASSIS GROUND,
away from fuel tank and battery.
25

TO REMOVE CABLES, REVERSE
ORDER -
•BLACK cable first from chassis and
then from the fully charged battery.
•RED cable last from both batteries.
PositiveTerminal Negative Terminal
Chassis
Negative Terminal
REPLACING BATrERY
ACAUTION: Do not short battery termi-
nals by allowing awrench or any other
object to contact both terminals at the
same time. Before connecting battery,
remove metal bracelets, wristwatch
bands,rings,etc.
Positive terminal must be connected first
to prevent sparking from accidental
grounding.
•Lift seat pan to raised position and open
battery box door.
•Disconnect BLACK battery cable first
then RED battery cable and carefully
remove battery from tractor.
•Install new battery with terminals in
same position as old battery.
•First connect RED battery cable to posi-
tive (+) terminal with hex bolt and keps
nut as shown. Tighten securely.
•Connect BLACK grounding cable to
negat'we (-) terminal with remaining hex
bolt and keps nut. Tighten securely.
•Close batten/box door.
Keps
Hex Bolt
Positive (Red) Cable Negative (Black)
Cable
TO REPLACE HEADLIGHT BULB
•Raise hood.
•Pull bulb holder out of the hole in the
backside of the grill.
•Replace bulb in holder and push bulb
holder securely back into the hole in the
backside of the grill.
• Close hood.
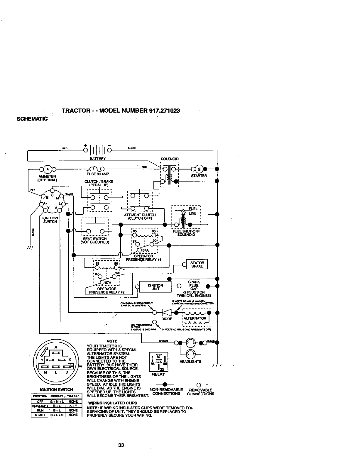
INTERLOCKS AND RELAYS
Loose or damaged wiring may cause your
tractor to run poorly, stop running, or pre-
vent it from starting.
•Check wiring. See electrical wiring dia-
gram in the Repair Parts section.
TO REPLACE FUSE
Replace with 30 amp automotive-type
plug-in fuse. The fuse holder is located
behind the dash.
TO REMOVE HOOD AND GRILL AS-
SEMBLY
•Raise hood.
•Unsnap headlight wire connector.
•Stand in front of tractor. Grasp hood at
sides, tilt toward engine and lift off of
tractor.
•To replace, reverse above procedures.
_Co HOOd Hweradlight
nnector
ENGINE
Maintenance, repair, or replacement of the
emission control devices and systems,
which are being done at the customers
expense, may be performed by any non-
road engine repair establishment or indi-
vidual. Warranty repairs must be per-
formed by an authorized engine manufac-
turer's service outlet.
TO ADJUST THRO'I'rLE CONTROL
CABLE
The throttle control has been preset at the
factory and adjustment should not be nec-
essary. Check adjustment as described
below before loosening cable. If adjust-
ment is necessary, proceed as follows:
•With engine not running, move throttle
26

controlleverfromslowto chokeposi-
tion.Slowlymoveleverfromchoketo
fast position.
•Check to see if hole in throttle lever and
hole in speed control bracket are
aligned.
•If holes are not aligned, loosen cable
clamp screw and align the holes by
inserting a pencil or a 1/4" ddll bit
through both holes.
•Pull throttle cable up to remove slack
and tighten cable clamp screw. Remove
alignment pencil or drill bit.
TO ADJUST CARBURETOR
The carburetor has been preset at the fac-
tory and adjustment should not be neces-
sary. However, minor adjustment may be
required to compensate for differences in
fuel, temperature, altitude or load. If the
carburetor does need adjustment, proceed
as follows:
In general, turning the adjusting needles
in (clockwise) decreases the supply of fuel
to the engine giving a leaner fuel/air mix-
ture. Turning the adjusting needles out
(countemlockwise) increases the supply of
fuel to the engine giving a richer fuel/air
mixture.
IMPORTANT: Damage to the needles and
the seats in carburetor may result if nee-
dle is turned in too tighL
NOTE: The carburetor on this engine is
low emission. It is equipped with an idle
fuel adjusting needle with a limiter cap,
which allows some adjustment within the
limits allowed by the cap. Do not attempt
to remove the limiter cap. The limiter cap
cannot be removed without breaking the
adjusting needle.
•Be sure you have a clean air filler and
the throttle control cable is adjusted
properly (see above).
•Start engine and allow to warm for five
minutes. Make adjusfme_s with engine
running and shift/motion control lever in
neutral (N) position.
•Idle soeed settino - With throttle control
lever in slow position, engine should
idle at 1750 RPM. If engine idles too
slow or fast, turn idle speed adjusting
screw in or out until correct idle is at-
tained.
•IfI ttin - With throttle
control lever in slow position, tum idle
fuel adjustment needle in (clockwise)
until engine begins to die and then turn
out (countemlockwise) until engine runs
rough. Turn needle to a point midway
between those two positions.
•Recheck idle speed. Readjust if neces-
sary.
ACCELERATION TEST -
•Move throttlecontrol lever from slow to
fast position.If engine hesitates or dies,
tum idle fuel adjusting needle out
(counterclockwise) 118tum. Repeat test
and continueto adjust, if necessary,
untilengine accelerates smoothly.
High speed stop is factory adjusted. Do
notadjust - damage may result.
IMPORTANT: Never tamper with the
engine govemor, which is factory set for
proper engine speed. Overspeeding the
engine above the factory high speed set-
ting can be dangerous. If you think the
engine-governed high speed needs
adjusting, contactyour nearest AUTHO-
RIZED service center/department, which
has proper equipment and experience to
make any necessary adjustments.
Cable Clamp
Screw
Speed COntrol
Bracket
Throttle Lever
Idle Speed _
Adjusting •
Screw
Idle Fuel
AdjustingNeedle
27

Immediately prepare your tractor for stor-
age at the end of the season or if the trac-
tor will not be used for 30 days or more.
_,CAUTION: Never store the tractor with
gasoline in the tank inside a building
where fumes may reach an open flame or
spark. Allowthe engine to cool before stor-
ing in any enclosure.
TRACTOR
Remove mower from tractor for winter
storage. This will allow you to clean it thor-
oughly. Remove all dirt, grease, leaves,
etc. Store in a clean, dry area.
• Clean entire tractor (See =CLEANING" in
the Maintenance section of this manual).
• Inspect and replace belts, if necessary
(See belt replacement instructions in the
Service and Adjustments section of this
manual).
•Lubricate as shown in the Maintenance
section of this manual.
•Be sure that all nuts, bolts and screws
are securely fastened. Inspect moving
parts for damage, breakage and wear.
Replace if necessary.
•Touch up all rusted or chipped paint sur-
faces; sand lightly before painting.
BATTERY
•Fully charge the battery for storage.
After a period of time in storage, battery
may require recharging.
•To help prevent corrosion and power
leakage during long periods of storage,
battery cables should be disconnected
and battery cleaned thoroughly (see _O
CLEAN BATTERY AND TERMINALS in
the Maintenance section of this manual).
•After cleaning, leave cables disconnect-
ed and place cables where they cannot
come in contact with battery terminals.
•If battery is removed from tractor for
storage, do not store battery directly on
concrete or damp surfaces.
ENGINE
FUEL SYSTEM
IMPORTANT: It is important to prevent
gum deposits from forming in essential fuel
system parts such as carburetor, fuel filter,
fuel hose, or tank during storage. Also,
experience indicates that alcohol blended
fuels (called gasohol or using ethanol or
methanol) can attract moisture which leads
to separation and formation of acids during
storage. Acidic gas can damage the fuel
system of an engine while in storage.
•Drain the fuel tank.
•Start the engine and let it run until the
fuel lines and carburetor are empty.
•Never use engine or carburetor cleaner
products in the fuel tank or permanent
damage may occur.
•Use fresh fuel next season.
NOTE: Fuel stabilizer is an acceptable
altemative in minimizing the formation of
fuel gum deposits during storage. Add sta-
bilizerto gasoline in fuel tank or storage
container.Always follow the mix ratio
found on stabilizer container. Run engine
at least 10 minutes after adding stabilizer
to allow the stabilizer to reach the carbure-
tor. Do not drain the gas tank and carbure-
tor if using fuel stabilizer.
ENGINE OIL
Drain oil (with engine warm) and replace
with clean engine oil. (See "ENGINE" in
the Maintenance section of this manual).
CYLINDER(S)
• Remove spark plug(s).
•Pour one ounce of oil through spark plug
hole(s) into cylinder(s).
•Tum ignition key to "START" position for
afew seconds to distribute oil.
•Replace with new spark plug(s).
OTHER
•Do not store gasoline from one season
to another.
•Replace your gasoline can if it starts to
rust. Rust and/or dirt in your gasoline will
cause problems.
•If possible, store your tractor indoors
and cover it to give protection from dust
and dirt.
•Cover your tractor with a suitable protec-
tive cover that does not retain moisture.
Do not use plastic. Plastic cannot
breathe, which allows condensation to
form and cause your tractor to rust.
IMPORTANT: Never cover tractor while
engine and exhaust areas are still warm.
28

TROUBLESHOOTING CHART
PROBLEM
Will not start
Hard to start
Engine will not turn
over
CAUSE CORRECTION
•Loose or damaged wiring.
!•Carburetor out of adjust-
ment.
•Engine valves out of
adjustment.
•Dirty air filter.
•Bad spark plug.
•Weak or dead battery.
•Dirty fuel filter.
•Stale or dirty fuel.
Out of fuel. •
Engine not =CHOKED" •
properly.
Engine flooded. •
Bad spark plug. •
Dirty air filter. ! •
Dirty'fuel filter. •
Water in fuel. •
•Loose or damaged wiring.
•Carburetor out of adjust-
ment.
•Engine valves out of
adjustment.
• Clutch/brake pedal not
depressed.
•Attachment clutch is
engaged.
•Weak or dead battery.
•Blown fuse.
•Corroded battery termi-
_'_n_ls.
•Loose or damaged wiring.
•Faulty ignition switch.
•Faulty solenoid or starter.
•Faulty operator presence
switch(es).
Fillfuel tank.
See "TO START ENGINE" in
Operation section.
Wait several minutes before
attempting to start.
Replace spark plug.
Clean/replace air filter.
Replace fuel filter.
Drain fuel tank and carbure-
tor, refill tank with fresh
gasoline and replace fuel fil-
ter.
Check all wiring.
See =ToAdjust Carburetor"
in Service and Adjustments
section.
Contact an authorized ser-
vice center.
Clean/replace air filter.
Replace spark plug,
•Recharge or replace battery.
•Replace fuel filter.
•Drain fuel tank and refill with
fresh gasoline.
•Check all wiring.
•See =ToAdjust Carburetor"
in Service and Adjustments
section.
•Contact an authorized ser-
vice center.
•Depress clutch/brake pedal.
•Disengage attachment
clutch.
•Recharge or replace battery.
•Replace fuse.
•Clean battery terminals.
•Check all widng.
•Check/replace ignition
switch.
•Check/replace solenoid or
starter.
•Contact an authorized ser-
vice center.
29

TROUBLESHOOTING CHART
CAUSEPROBLEM
Engine clicks but
will not start
Loss of power
Excessive vibration
Engine continues to
run when operator
leaves seat with at
tachment clutch
engaged
• Weak or dead battery.
•Corroded battery termi-
nals.
•Loose or damaged wiring.
• Faulty solenoid or starter.
• Cutting too much
grass/too fast.
•Throttle in =CHOKE" posi-
tion.
•Build-up of grass, leaves
and trash under mower.
•Dirty air filter.
•Low oil level/dirty oil.
•Faulty spark plug.
•Dirty fuel filter.
•Stale or dirty fuel.
•Water in fuel.
•Spark plug wire loose.
•Dirtyengine air
screen/fins.
•Dirty/cloggedmuffler.
• Loose or damaged wiring.
•Carburetor out of adjust-
ment.
•Engine valves out of
adjustment.
• Wom, bent or loose blade.
•Bent blade mandrel.
• Loose/damaged part(s).
*" F_'ultyoperator-safety
presence control system.
CORRECTION
• Recharge or replace battery.
•Clean battery terminals.
•Check all wiring.
•Check/replace solenoid or
starter.
•Set in =Higher Cut" posi-
tion/reduce speed.
•Adjust throttle control.
•Clean underside of mower
housing.
•Clean/replace air filter.
•Check oil level/change oil.
•Clean and regap or change
spark plug.
• Replace fuel filter.
•Drain fuel tank and refill with
fresh gasoline.
• Drain fuel tank and carbure-
tor, refill tank with fresh gaso-
line and replace fuel filter.
•Connect and tighten spark
plug wire.
•Clean engine air screen/fins.
•Clean/replace muffler.
•Check all wiring.
•See "To Adjust Carburetor" in
Service and Adjustments
section.
•Contact an authorized ser-
vice center.
•Replace blade. Tighten blade
bolt.
•Replace blade mandrel.
• Tighten loose part(s).
Replace damaged parts.
Check wiring, switches and
connections. If not
corrected, contact an autho-
rized service center/
department.
30

TROUBLESHOOTING CHART
iPROBLEM CAUSE
Poor cut -uneven • Worn, bent or loose blade.
Mower blades will
not rotate
Poor grass dis
charge
Headlight(s) not
working (if so
equipped)
Battery will not
charge
i•Mower deck not level.
• Buildup of grass, leaves,
•and trash under mower.
Bent blade mandrel.
•Clogged mower deck vent
holes from buildup of
grass, leaves, and trash
around mandrels.
•Obstruction in clutch
mechanism.
•Worn/damaged mower
drive belt.
•Frozen idler pulley.
•Frozen blade mandrel.
•Engine speed too slow.
•Travel speed too fast.
•Wet grass.
•Mower deck not level.
•Low/uneven tire air pres-
sure,
•Worn, bent or loose blade.
•Buildup of grass, leaves
and trash under mower.
•Mower drive belt worn.
•Blades improperly
installed.
•Improper blades used.
•Clogged mower deck vent
holes from buildup of
grass, leaves, and trash
around mandrels.
•Switch is =OFF".
=, Bulb(s) burned out.
•Faulty light switch.
•Loose or damaged wiring.
•Blown fuse.
•Bad battery cell(s).
•Poor cable connections.
•Faulty regulator (if so
equipped).
•Faulty alternator.
CORRECTION
• Replace blade. Tighten blade
bolt.
•Level mower deck.
•Clean underside of mower
housing.
•Replace blade mandrel.
•Clean around mandrels to
open vent holes.
•Remove obstruction.
•Replace mower drive belt.
•Replace idler pulley.
•Replace blade mandrel.
• Place throttle control in
=FAST" position.
•Shift to slower speed.
•Allow grass to dry before
mowing.
•Level mower deck.
•Check tires for proper air
pressure.
•Replace/sharpen blade.
Tighten blade bolt.
•Clean underside of mower
housing.
i•Replace mower ddve belt.
•Reinstall blades sharp edge
down.
•Replace with blades listed in
this manual.
•Clean around mandrels to
open vent holes.
•Turn switch =ON'.
•Replace bulb(s).
•Check/replace light switch.
•Check wiring and connections.
•Replace fuse.
•Replace battery.
•Check/clean all connections.
•Replace regulator.
•Replace altemator.
31

tROUBLESHOOTING CHART
iPROBLEM CAUSE
Lo_s of drive • Freewheel control in =dis-
engaged" position.
•Motion drive belt worn,
damaged or broken.
• Air trapped in transmis-
sion during shipment
or servicing.
Engine "backfires" •Engine4throttlecontrol not
when turning set at =SLOW"
engine "OFF" position for 30 seconds
before stopping engine.
CORRECTION
• Place freewheel control in
=engaged" position.
•Replace motion drive belt.
•Purge transmission.
•Move throttlecontrolto
=SLOW" positionand allow
to idle for 30 seconds before
stopping engine.
32

SCHEMATIC
TRACTOR - -MODEL NUMBER 917.271023
I
AMMETER
;lllllE --
BATTERY SOLENOID
o-r-
FUSE 30 AMP. i I R
CLL_CHIBRAKE _
• (PEDALUP) ...... j
iiI I
LI'_=-- _,"....... ' : ' ' " UNE:FUEL:
!---1----: ,
L
,........ J SOLENOID
SEAT SWITCH
(NOT OCCUPIED)
___sT_A___,T
........ _ IGNITION PLUG
OPERATOR UNff GAP
I"4VlNCYL ENGINES)
DIOOE tALTERNATOR :
i
IGNmON SWITCH
NOTE
YOUR TRACTOR IS
EQUIPPED WITH A SPECIAL
ALTERNATOR SYSTEM.
THE LIGHTS ARE NOT
CONNECTED TO THE
BA'rrERY, BGT HAVE THEIR
OWN ELECTRICAL SOURCE,
BECAUSE OF THIS, THE
BRIGHTNESS OF THE LIGHTS
WILL CHANGE WITH ENGINE
SPEED. AT IDLE THE LIGHTS
WILL DIM. AS THE ENGINE IS
SPEEDED UP, THE UGHTS
1
HEADLIGHTS
RELAY
NON-REMOVABLE REMOVABLE
WILL BECOME THEIR BRIGHTEST. CONNECTIONS CONNECTIONS
WIRING b'_;ULATED CUPS
NOTE: IF WIRING INSULATED CLIPS WERE REMOVED FOR
SERVICING:OF UNIT, THEY SHOULD BE REPLACED TO
PROPERLY SECURE YOUR WIRING.
33

ELECTRICALTRACTOR - - MODEL NUMBER 917.271023
41
t
i t
34

ELECTRICAL
TRACTOR -- MODEL NUMBER 917.271023
KEY PART
NO. NO. DESCRIPTION
1 163465 Battery 12 Volt 28Amp
2 74760412 Bolt, HexHead 1/4-20uncx3/4
8 156417 Case, Banefy Mech Hinge
16 161343 Switch, |ntedock N OpntN Opn
19 STD551125 _hasher, Lock
20 73350400 Nut, Hey,,Jam 1/4-20 UNC
21 147430 Hmnese, Light Socket (Includes 4152J)
22 4152J Bulb, Light
24 4799J Cable, Battery, 6 Gauge, Red, 11"
25 146147 Cable, Battery, 6 Gauge, Red, W/16 Wire
26 108824X Fuse, 30 Amp
27 73510400 Nut Keps Flex 1/4-20 Uric
28 4207J Cable, Ground, 6 Gauge, Black, 12"
29 160784 Switch, Plunger Normal Op Olive
30 140_01 Sw_tch, Ig_tion
31 124211X Nut, Igei_on
32 141226 Cover, Key Switch
33 109310X Key, Igei_on
40 161352 Harness, IgelUon
41 71110408 Bc4t, HexHead, Rn. 1/4-20xl/2
42 131563 Cover, Terminal, Red
43 145673 Soleflo_
44 73640400 NutKepsBIkHex 1/4-20UNC
45 121433X Ammeter Rectangular 6 Amp
52 141940 Protectlon Wire Loop
70 142621 Hames.s En_ne
81 109748X Relay Asm.
NOTE: AncomponentdimenslonsglveninU.S.Inches
I ir_h =25.4 rr_
35

TRACTOR - -MODEL NUMBER 917.271023
CHASSIS AND ENCLOSURES
28
58 12
53
52 5s
54
3
3
74 3
36
14

TRACTOR -- MODEL NUMBER 917.271023
CHASSIS AND ENCLOSURES
KEY PART
NO. NO. DESCRIPTION
11
1 160392
2 14035_
3 17490612
4 19131216
5 155272
9 161917X013
10 STD533710
11 155927
12 145660
13 155934X010
14 17490608
17 144983)(558
18 126938X
25 19131312
26 STD541437
28 145198X558
29 155217X599
30 151287X558
31 139976
37 17490508
38 139886
39 139887
51 73800400
52 19091416
53 145201
54 161464
55 145202
57 STD522507
58 150127
60 72140606
64 154798
74 73680600
140 158418
142 165867
143 154966
144 154207
145 156524
- - 5479J
Chassis Stamping
Drawbar
Screw,Thd. Roll. 3/8-16 x 3/4
Washer 13/32 x 3/4 x 16 Gauge
BumperHood/Dash
Dash
Bolt,Carriage 3/8-16 x 1
Panel, Dash, LH.
ClipTinnerman GrilleP/L
Panel, Dash, R.H.
ScrewThdrol 3/8-16 x 1/2
HoodAssembly
BumperHood
Washer 13/32 x 13/16 x 12 Gauge
Nut
Grille w/ClipsMS-558
Lens, Gdlle
Fend/FtrastPnt STLT N HLD 558
Bracket,Fender Support
Screw Thdrol 5/16-18 x 1/2 Tyt
Pivot BracketAssembly,L.H.
Pivot BracketAssembly,R.H.
Nut Lock w/insert 1/4-20 UNC
Washer 9/32 x 7/8 x 16 Ga.
Bracket GritlePickoffLH
Screw Hex Wshd 8-18 x 7/8
Bracket Grille PickoffRH
Bolt,Fin Hex 1/4-20 UNC x .75
DuctAir Engine P/I. LT
BoltRdhd Sqnk 3/8-16 UNC x 3/4
Dash Lower STLT
Nut Crownlock3/8-16 UNC
BracketSuspensionFront
Plate ReinforcementSTLT
BracketSwaybar Chassis
Bracket PntFootrestBTLT
RJod PivotChassis/Hood
Plug, Button
NOTE: Allcomponentdimensionsgiven inU.S. inches
1 inch= 25.4 mm
37

TRACTOR - - MODEL NUMBER 917.271023
GROUND DRIVE
30 103
96 95 94-_
,146
tO0
27
_lOo 55
38

TRACTOR - - MODEL NUMBER 917.271023
GROUND DRIVE
KEY PART KEY PART
NO. NO. DESCRIPTION NO. NO. DESCRIPTION
1 150071B TransaxleAssembly 71 140158 StrapTorque Lh Hydro 18/20"
2 142431 Spdng, Retum, Brake T
3 143995 Pulley,Transaxle 72 19132012 Washer 13/32 x1-1/4 x12
8 154792 Rod ShiftHydroLT Gauge
10 76020416 PinCotter 1/8xl CAD 73 156347 StrapTorqueRhHydro 18/20"
16 738(X)500 NutLockHexW/Ins. 5/16-18 T
Unc 74 121199X Spacer,Split
18 74780616 Bolt Fin Hex 3/8-16 Unc x 1 Gr. 75 121749X Washer 25/32 x 1-1/4 x 16
5 Gauge
19 73800600 NutLockHexW/Wsh 3/8-16 76 12000001 E-Ring
Unc 77 123583X Key, Square
21 130564 Knob, Deluxe 1/2-13 78 121748X Washer 25/32 x 1-5/8 x 16
22 145627 Rod, Brake Hydro Gauge
24 73350600 Nut, HexJam 3/8-16 Unc 81 156046 ShaftAsm. Cross Hydro 20"
Tires
25 106888X Spring, Brake Rod
26 19131316 Washer 82 123782X SpdngTorsion T/A
27 76020412 PinCotter 1/8 x 3/4 CAD. 83 19171216 Washer 17i32x3/4x16Ga.
28 145204 Rod, ParkingBrake 84 161901 Rod, "13eHydro20" "firas
29 124236X Cap, ParkingBrake 86 157480 Bushing
30 130607 Bracket, Transaxle 87 19212016 Washer 21/32 x 1-1/4 x 16 Ga.
32 74760512 BoltHexHd 5/16-18Uncx3/4 88 12000008 RingKlip #5304-62
34 155071 Shaft, Foot Pedal 59 164890X428 Console,Shift
35 120183X Bearing, Nylon 90 124346X NutSelf-ThdWsh-hd 1/4Zinc
36 19211616 Washer 93 142564 Line Fuel Hydro 4"
37 1572H Pin, Roll 94 140462 Fan, Hydro7"
38 131494 Pulley, Idler,Rat 95 144643 Control BypassHydro20"'l]res
39 74760644 Bolt 96 4497H RetainerSpdng 1"Zinc/Cad
40 4470J Spacer, Split 97 140469 Keeper BoltRh Hydro 0750.
18/20"
41 165838 Keeper, Bolt Idler
42 19131312 Washe[ 13/32 x13/16 x12 98 73510600 Nut KepaHex 3/8-16Unc
Gauge 100 19111216 Washer 11i32x3/4x16Ga.
47 127783 Pulley, Idler,V-Groove 102 141322 WasherBollville .501Dx
1.50D
48 154407 Bollcrank, Clutch 103 73940800 NutHexJamToplock 1/4-20
49 123205X Retainer, Belt Unf
50 74760624 Bolt 104 140156 Arm, ControlHydro
51 73680600 NutCrownlock 3/6-16UNC 105 71070516 ScrowCapHex 5/16x18x1
52 73680500 Nut, Crownlock 5/16-18Unc 106 74780520 BoltRnHex 5/16-18Uncx1-
53 105710X Link, Clutch 114
55 105709X Spring, Return,Clutch 116 72110610 BoltRdhd Sqneck 3/8-16 x
56 74760620 BoltHex 3/6-16x1-1/4 1.25
57 140294 V-Bolt, GroundDrive, Hydro 144 19111016 Washer 11/32x5/8x16Ga.
59 140312 Keeper, CentarSpan 145 74490540 BoltHexFIghd 5/16-18xGr. 5
61 17490612 Screw Thdrol. 3/8-16 x 3/4 Ty. 146 74490536 BoltHex Flghd5/16-18 x 2-1/4
1-1" 147 74490524 Bolthex Flghd 5/16-16 x 1-1/2
62 8883R Cover, Pedal 148 159103 Spacer
63 140186 Pulley, _ngi_e 149 122052X Spacer,Retainer Pm Mower
64 71170764 BoltHex 7/!6-20x4Gr. 5 150 15(7935 BushtngNylonCogerad
65 10040700 Washer 151 19133210 Washer 13/32x2x10Ga.
66 154778 Keeper Bolt EngineHydro
70 134683 Keeper Belt Engine NOTE: Allcomponentdimensionsgivenin U.S. ind'P_.s
1 inch= 25.4 mm
39

TRACTOR - - MODEL NUMBER 917.271023
STEERINGASSEMBLY
-----.__44
1
_41
27_!_27
43 44
27
2o....._
4O

TRACTOR- -MODEL NUMBER 917.271023
STEERING ASSEMBLY
KEY PART
NO. NO. DESCRIPTION
1 139768
2 154427
3 1561183
4157473
5 62661"1
6 121748X
7 19272016
8 12000029
9 3366R
10 156438
11 STD551137
13 154779
15 73901000
17 156546
18 57079
19 124035X
20 126684X
22 71200410
23 127501
25 154406
26 126847X
27 136874
28 19131416
29 17490612
30 STD561210
32 130465
36 155099
37 152927
38 139769
39 19133808
40 STD541537
41 100711L
42 145054
43 121749)(
44 153720
46 121232X
47 6855M
51 STD541431
54 74780520
62 156594
63 STD523710
65 154780
-66 _154404
67 74781044
68 154429
SteeringWheel
AxleAssemblySTMP DroppedSTL
SpindleAssembly,LH.
SpindleAssembly,R.H.
Beadng,Race, Thrust,Hardened
Washer 25/32 x 1-5/8 x 16 Gauge
Washer 27/32 x 1-1/4 x 16 Gauge
Ring,Klip
Bearing,Steedng Column
DraglinkExtendedStamped
Washer,Lock
BeadngAxle STLT/GT
Nut, Lock,Flange 5/8-11 UNC
ShaftAssembly,Steering
Washer,Thrust .515 x .750 x .033
Support,Shaft
Washer, Shim 1/4 x 5/8 x .062
Screw Hex Socket 1/4-20 x 5/8
PlttmanShaftAssembly
Bracket,Steering
Bushing,Link, Drag
Gear, Sector
Washer 13/32 x 7/8 x 16 Gauge
Screw,Thd., Roll. 3/6.16 x 3/4
Pin
Rod,_e
Bushing,Steering
Screw
Insert,SteedngWheel
Washer 13/32 x 2-3/8 x 8 Gauge
Nut LockCenter Hvy Hid Spr 3/8
Adaptor,SteeringWheel
Boot, SteeringShaft
Washer 25/32 x 1-1/4 x 16 Gauge
ExtensionShaftSteedng LR.LT
Cap, Spindle
F_ng, Grease
NutLockHexw/Ins. 5/16-18 UNC
Bolt FinHex 5/16-18 UNC x 1-1/4
I_t SteedngAsm Service
Bolt, FinHex 3/6-16 UNC x I Gr 5
Spacer Axle
BearingArmPiftman
Bolt, FinHe_ 5/8-11 UNC x 2-3/4
Axle,Brace
NOTE: All componentdimensions giveninU.S. inches
1 inch =25.4 _
41

ENGINE TRACTOR - - MODEL NUMBER 917.271023
33
33 29
OPTIONAL EQUIPMENT
Spark Arrester
8O
4
23
/
42

ENGINE
TRACTOR -- MODEL NUMBER 917.271023
KEY PART
NO. NO. DESCRIPTION
1 162156
2 17720410
3......
4 159420
13 12-041-03
14 13280328
15 13200300
16 STD551237
23 159880
29 137180
31 109202X
32 158990
33 123487X
35 17490512
37 137040
38 .......
40 124(_8X
44 17490412
46 19091416
62 STD551131
77 19101216
79 M740108G25
80 74760508
81 128861
101 M73030800
Control,Throttle
Screw,Hex Head, Thread Cutting114-20x 5/8
Engine,(Sea Breakdown)Kohler ModelNo. CV15S-41572
Muffler
Gasket KohlerCV13-CV16.5
Nipple,Pipe 3/8 NPT x 3-1/2
Elbow, Standard90°, 3/8-18 NPT
Washer
ShieldBm/DbrGuard
Arrestor,Spark
Tank, Fuel
CapAssembly,Fuel Seam, Vented
Clamp, Hose
ScrewThdrol5/16-18 x 3-4 Tyt
Une, Fuel
Plug,Oil Drain (Order From Engine Manufacturer)
Bushing,Snap, Fuel Une
Screw, Hex Washer Head, Thd., Roll1/4-20 x 3/4
Washer 9/32 x 7/8 x 16 Gauge
Washer, Lock
Washer 5/16 x 3/4 x 16 Ga.
BoltHex
BobHex lid 5/16-18 Uric x 1/2
Nut Flange 1/4-20 Starter Nut
Nut FlangeM8-1.25 Non-LK
NOTE: All component_mensions givenin U.S. inches
1 inch = 25.4 mm
43

TRACTOR - - MODEL NUMBER 917.271023
SEAT ASSEMBLY
I
5
KEY PART
NO. NO.
1 140123
2 140551
3 STD523710
4 19131610
5 145O06
6 STD641437
7 124191X
8 17490616
9 19131614
10 155925
11 120068X
12 121246X
KEY PART
DESCRIPTION NO. NO. DESCRIPTION
Seat 13 121248X
BrackP=t,P_pt, Seat 14 72050412
Bolt 15 134300
Washer 13/32 x I x 10 Gauge 16 121250X
Clip, Push-In Hinged 17 123976X
Nut 21 153236
Spring,Seat 22 STD541431
Screw,Thd.,RolL 3/8-16xl 24 19171912
Washer 13/32x 1 x 14Gauge
Pan, Seat EmbossQCK Conn. 25 127018X
KnobSeat
Bracket,SwitchMounting
Bushing,Snap
Bolt,Carriage 114-20x 1-1/2
Spacer, Split .28 x .88
Spring
Locknut,Range 114Grade 5
Bolt,Shoulder 5/16-18 UNC
Nut
Washer 17/32 x 1-3/16 x 12
Gauge
Bolt,Shoulder 5/16-18 x .62
NOTE: Allcomponentdimensionsgiven in U.S. inch-
esl inch = 25.4 mm
44

DECALS
TRACTOR - - MODEL NUMBER 917.271023
21
77
6 3
1 10 16
20
11
8
12
KEY PART
NO. NO,
1 156811
3 163200
4 163202
6 133644
7 163261
8 163203
9 163204
10 156439
11 142341
12 146046
KEY PART
DESCRIPTION NO. NO.
Decal, Oper. Instr. 14 160396
Decal, Hood, R.H. 16 138047
Decal, Hood, L.H. 20 149516
Decal, Customer Maintenance 21 163205
Decal, Side Panel -- 138311
Decal, Deck Mower EZ3 - - 154515
Decal, Fender,Craftsman - - 154516
Decal, Fender Danger -- 167096
Decal, DrawbarCntd Mvt Hyd Lt - -167097
Decal, V-BeltDrive Schematic
DESCRIPTION
Decal, V-Bait Schemalic
Decal, Batter'/Diehard
Decal, BatteryDngr/PsnEng
Decal, FenderAuto SearsGold
Decal, Uft Handle
Pad FootrestLH STLT
Pad FootrestRH STLT
Owners Manual, English
Owner's Manual,Spanish
WHEELS & TIRES
2_5,8
7
11
KEY PART
NO. NO. DESCRIPTION
1
2
3
4
5
6
7
8
9
10
11
59192 ValveCap, Tire
65139 Stem,Valve
106222X Tire, Front
59904 Tube, FrontTire
(Not Provided,ServiceItemOnly)
106732X427 Rim, Front
278H F_ng, Grease (FrontWheel Only)
9040H Beadng, Flange (FrontWheel Only)
106108X427 Rim, Rear
122082X Tire, Rear
7152J Tube, Rear "Rre
(Not Provided,Service ItemOnly)
104757X Cap, Axle
144334 Sealant, Tire 10 oz.
NOTE: All componentdimensionsgiven inU.S. inches
1 inch= 25.4 mm
45

TRACTOR - - MODEL NUMBER 917.271023
LIFT ASSEMBLY
5
13
12
13
3
2
6
2O
46

TRACTOR - - MODEL NUMBER 917.271023
LIFT ASSEMBLY
KEY PART
NO. NO. DESCRIPTION
1 159460 LiftLever Inner Wire Assembly
2 159471 ShaftAssembly,Lift
3 105767X Pin, Groove
4 12000002 E-Ring
5 19211621 Washer 21/32 x I x 21 Gauge
6 120183X Bearing,Nylon
7 125631X Grip, Handle, Ruted
8 122365X Button,Plunger,Red
11 139865 Link, Lilt,LH.
12 139866 Link, Lift, R.H.
13 4939M RetainerSpring
15 127218 Link, Front
16 73350800 Nut, Hex, Jam 1/2-13 UNC
17 130171 Trunnion
18 73680800 Nut, Crownlock1/2-13 UNC
19 139868 Arm, Suspension,Rear
20 163552 RetainerSpring
31 140302 Bearing,Pvt, LiftSpherical
32 73540600 Nut, Crowniock 3/8-24
NOTE: All componentdimensionsgiven in U.S. inches
1 inch= 25.4 mm
47

TRACTOR - - MODEL NUMBER 917.271023
MOWER DECK
58
17
>21
\2
16
27
48

TRACTOR - - MODEL NUMBER 917.271023
MOWER DECK
KEY PART KEY PART
NO. NO. DESCRIPTION NO. NO.
1 164961 Mower Houslog 59 141043
2 STD533107 Bolt 67 162113
3 138017 BracketAssembly,SwayBar, 68 144200
Front 71 142427
4 138440 SracketAssembly,SwayBar 72 131870
5 STD624008 RetainerSpdng 73 127847
6 130832 Arm, Suspension, Rear 74 121748X
8 850857 Bolt,Hex 3/8-24 x 1.25 Gr. 8
9 STD551137 Washer, Lock 75 120(X)(_9
10 140296 Washer, Hardened 76 128903
11 134149 Blade, Mulching
12 129895 Boadng, Ball 77 127845
13 137645 ShaftAssambly,Mandrel, 78 160570
Vented (IncludesKey No. 6)
14 128774 Housing,Mandrel,Vented 79 127498
15 110485X Beadng, Ball, Mandrel 80 153701
16 140329 Stdpper,Vented Mower Deck 81 73350600
17 72110610 Bolt, Carriage 3/8-16x1-1/_, 82 142028
18 72140505 Bolt, Carriage 5/16-18 x 5/8 83 120958X
19 132827 Bolt, Shoulder 84 156084
20 159770 Baffle,Vortex 85 721406o20
21 STD541431 NutCroweleck5/16-18UNC 92 STD541437
22 134753 StiffenerBracket 101 136420
23 131267 Bracket, Deflector 102 71161010
24 105304X Cap, Sleeve 103 19061216
25 123713X Spdng,Torsion,Deflector 104 STD551110
26 110452X Nut, Push 105 160793
27 130968 Shield, Deflector 106 2029J
28 19111016 Washer 11i32x5/8x16 111 155197
Gauge 112 155198
29 131491 Rod, Hinge 113 17480512
30 157722 Screw Thd RollingWase Head 114 73510500
31 129963 Washer, Spacer 115 72110504
32 153535 Pulley, Mandrel 116 137644
33 137266 Nut, Toplock,Flanged 117 133957
34 STD533717 Bolt 118 73930600
35 133835 Fas_er, ChdstmasTree 119 19121414
36 131494 Pulley, Idler,Flat 121 143723
37 19131316 Washer 13/32 x13/16 x16 128 153390
Gauge 129 19131312
40 STD541437 NutCrowelock3/8-16UNC 130 STD523710
41 133551 Rod, Pivot,withNibs
43 140083 Rod, Clutch,Secondary,with 131 STD533710
Nibs -
44 140088 Guard,_anc_"ral,LH. 132 19132203
45 STD624003 Retainer
46 137729 Screw, Thd. Roll 1/4-20 x 5/8 141 6266H
48 133944 Washer,Hardened - - 130794
49 155066 RollerAssembly,Cam Follower
50 131340 Bolt, Shoulder #10-24 Grade 5
51 STD541410 Locknut - - 164963
52 139888 Bolt, Shoulder 5/16-18 UNC
53 131845 ArmAssembly,Pad, Brake
54 133943 Washer,Hardened
55 155046 Arm, Idler
56 122052X Spacer, Retainer
58 140086 Spdng,TorsionBrakes
DESCRIPTION
Guard,TUV Idler
Knob CustomOval
V-Belt
Rod,Clutch,Pdmary,withNil_
Spdng,Return
Arm, Clutch,Secondaly
Washer 25/32 x 1-5/8 x 16
Gauge
Ring,Klip
Bolt,Shoulder 3/8-16 UNC x
1.44
Keeper,Spdng
LeverAsm.ClutchPd PIm
STLT
Bushing,Large,Brass
Spdng,MowerClutch
Nut, Hex Jam 3/8-16 Uric
Trunnion,Adj.
Washer Sintered
KeeperBelt IdlerFixed
BoltCarriage 3/8-16 x 2-1/2
Nut
MulcherCover
Screw
Washer #10
Washer,Lock
Latch Assembly,Bagger
Nut,Weld
Bracket,Gauge, Wheel L.H.
Bracket,Gauge,Wheel Roll.
ScrewThdrol 5/16-18 x3/4
Nut, Hex, Keps 5/16-18 UNC
Bolt, Carriage 5/16 UNC x 1/2
Bolt,Shoulder
Wheel, Gauge
Nut, Centerlock3/8-16
Washer 3/8 x 7/8 x 14 Gauge
Bracket
Washer Felt
Washer 13/32 x 13/16 x 12 Ga.
Bolt,FinHex 3/8-16 UNC x 1
Gr. 5
Bolt,RDHD SQNK 3/8-16 UNC
xl
Sdacer Washer 13/32 I.D. x 1-
3/80.D. x 1/4
WasherThrust .75 x 1.230
MandrelAssembly(Includes
Key Numbers6-10, 12-15, 31
and 32)
Mower Deck, Complete
(Standard Deck,Order
Separately MulcherPlate and
Gauge Wheel Components,
Key Nos. 101-106 and 111-121)
NOTE: Allcomponentdimensionsgiven inU.S.inches
1 inch= 25A mm
49

TRACTOR - - MODEL NUMBER 917.271023
HYDRO GEAR TRANSAXLE - - MODEL NUMBER 319-O650
58
139
28
59
-91-
23
19
I
3O
9O
53
4
53
35
1
5O

TRACTOR -- MODEL NUMBER 917.271023
HYDRO GEAR TRANSAXLE - - MODEL NUMBER 319-0650
KEY PART KEY PART
NO. NO. DESCRIPTION NO. NO, DESCRIPTION
1 142930 Housing,Lower 43 142884 Washer 7/16 x 7/8 x .060
2 142931 Assembly,Upper Housing 44 150829 Dilfemn_alAseambly
3 142932 Seal, Lip 52 142991 Washer 3/4 x 1.5 x .13
4 142928 Ring,Wire Retaining 53 142961 Seal .75 x 1.25 x .250
5 142933 Ring, Retaining 56 142963 Shaft, Input
6 142934 Bearing,Shaft Ball 58 142964 Bolt 1/4-20 x 1.38
7 142935 Bearing,Cradle 59 142965 Pin .50D x .43 ID x .750
8 150771 Bearing, Thrust 30x52x13 62 142966 Arm, Control
9 142937 Swashplate,Variable 63 142967 Puck, Dampener
13 142938 Block,CylinderAssembly 64 142920 Set Screw
14 142939 Arm, Trunnion 68 142969 Spring
15 142940 Seal, Lip 69 144610 Stud 5/16-24
17 142941 Guide, Slot 83 142971 JackshaftAssembly
18 150772 Shaft, Motor 85 150806 Jackshaft
19 150773 Bearing,Thrust 42x68x16 88 142973 Screw,Cap
23 142944 Block,CylinderAssembly 89 142974 Washer 7/16 x I x 1/2
24 142945 Seal, Lip 10x25x7 90 142975 SlaeveBearing
25 142946 Actuator,Bypass 91 142976 Seal, Wiper
26 150774 Center SectionAssemblyKit 92 142977 Spring,Block
27 142948 Seal, Lip 26 x 42 x 8 93 142978 Washer,BlockThrust
28 142949 Ring,Retaining 113 142917 Cap, VentAssembly
29 142950 Washer 26 x 35 x I 114 142918 Fitting,O-Ring Assembly
30 150787 Plate, Bypass 119 142980 Spacer
34 142951 Oil Filter Element 134 144607 Nut, Castle 5/16-24
35 142952 Arm, Bypass 135 144608 Pin, Cotter
36 142953 Ring, Retaining 139 150775 Spring,Compression
37 142954 Arm, Actuaitng 140 150776 Nut, Hex 5/16-24
38 142955 Pin,Actuating
39 150777 Belt 5/16-24 x 1-3/4 NOTE: Allcomponentdimensionsgiven in U.S. inches
40 150778 Locknut,Hex 5/16-24 UNJC 1 inch= 25A mm
41 142958 Brake Rotor/StatorKit
51

TRACTOR - - MODEL NUMBER 917.917.271023
KOHLER ENGINE-MODEL NUMBER CV15S, TYPE NUMBER PS-41572
AIR INTAKE J
6--1
8--W _
11 -- _--10
_--9
CRANKSHAFT I
II _ip
BLOWER HOUSING AND BAFFLES I
ENGINE CONTROLS ]
EXHAUST I
/
$
52

TRACTOR --MODEL NUMBER 917.917.271023
KOHLER ENGINE-MODEL NUMBER CV15S, TYPE NUMBER PS-41572
AIR INTAKE
KEY PART
NO. NO.
1 12-743-05
2 25-341-02
3 12-096-24
4 12-083-08
5 12-100-01
6 X-25-63
7 12-083-05
8 12-313-04
9 12-094-12
10 12-072-05
11 12-086-01
12 12-041-02
NOT ILLUSTRATED
-- 12-113-53
ENGINE CONTROLS
KEY PART
DESCRIPTION NO. NO. DESCRIPTION
Kit,Air Cleaner
(IncludesKey Numbers2 thru
12)
Knob,AirCleafrer Cover
Cover,AirCleaner
PrecleanerElement
Wing Nut
Washer, Plain 1/4
Element, AirCleaner (Includes
#7)
Grommet
Base,Air Cleaner
(IncludesKey Numbers 9 and
10)
Stud,MountingPlate M6 x 1.0 x
66
Screw,#10 Hi-LoThread
Forming(2)
Gasket,Air Cleaner
Decal, AirCleaner
CRANKSHAFT
KEY PART
NO. NO. DESCRIPTION
1 12-014-37 Crankshaft
2 12-139-01 Plug, Cup
BLOWER HOUSING AND BAFFLES
KEY PART
NO. NO. DESCRIPTION
1 M-O545010 Screw,Hex Flange
M5 x0.8x 10 (8)
2 24-468-10 Washer, Plain1/4
3 12-146-07 Plate, _low_ Housing
4 M-0645020 Screw, Hex Flange M6 x 1.0 x
20
6 24-096-05 Cover, Pinion
7 12-027-32 Housing,Blower
9 12-141-O1 Ring, Retainer(2)
8 12-096-28 Cover
10 25-154-02 Clip, Mounting(3)
11 M-0545020 Screw,HexFlange M5x.Sx20
(3)
12 12-06o3-05 Baffle, Intake Side
13 M-0645016 Screw, Hex Flange
M6 x 1.0x 16 (2)
14 12-063-08 Baffle, CylinderHead
15 12-063-O1 Baffle,Cylinder
1 12-079-07 Linkage,Choke
2 12-237-01 Clamp, Cable
3 M-0664020 Screw, LockedSocket
M6 x 1.0 x20 (2)
4 M-0545016 Screw, Hex Flange M5 x .8 x 16
5 12-536-09 Control,Speed Assembly
(IncludesKey Numbers6
through9)
6 M-0443020 Screw, Pan Head M4 x 0.7 x 20
7 SM-0443025 Screw, Pan Head M4 x 0.7 x 25
8 12-089-11 Spring,Choke Adjust(2)
9 12-089-23 Spdng,Choke Return
10 12-089-24 Spnng, Govemor
11 M-0641060 Nut, Hex Flange M6 x 1.0
12 SM-0642025 Screw, Hex Flange
M6x 1.0x25
13 12-090-05 Lever, Governor
14 25-158-11 Bushing,Throttle Unkage
15 12-079-01 Linkage, Throttle
16 25-158-08 Bushing,Linkage Retaining
EXHAUST
KEY PART
NO. NO. DESCRIPTION
1M-0829033
2 12-o41-03
3 M-0841080
412-126-11
512-445-06
6 M-0645025
Stud, M8 x 1.25 x 33 (2)
Gasket, ExhaustManifold
Nut, Hex FlangeM8 x1.25 (2)
Bracket, Muffler
Strap, Ufting
Screw, Hex Flange
M6 x 1.0 x 25 (2)
NOT ILLUSTRATED
KEY PART
NO. NO.
- - 12-522-18
-- 12-755-59
RPM Settings:
RPM Seffings:
DESCRIPTION
ShortBlock
Gasket Set
Low Speed: 1500-2000
High Speed: 3200-3400
NOTE: Allcomponentdimensionsgivenin U.S. inches
1 inch=25.4 mm
53

TRACTOR -- MODEL NUMBER 917.917.271023
KOHLER ENGINE-MODEL NUMBER CV15S, TYPE NUMBER PS-41572
FUEL SYSTEM J
4
/7
/
(_1o
14
33
CYLINDER HEAD, VALVE AND BREATHER J
25__
_4 I
15
54

TRACTOR - - MODEL NUMBER 917.917.271023
KOHLER ENGINE-MODEL NUMBER CV15S, TYPE NUMBER PS-41572
FUEL SYSTEM
KEY PART
NO. NO.
1 12-853-56
2 12-041-02
3 12-053-56
4 12-041-01
5 12-089-23
6 12.079-07
7 12-265-04
8 X-426-9
9 25-353-10
10 25050-0"2
11 47-154-01
12 12.086-07
13 12-431-01
14 12-368-05
15 12-089-09
16 12.086.04
17 12.089-09
18 12-146-03
19 25-086-27
20 12-144-09
21 12o144.08
22 12-089-10
23 12-146-O2
24 12-337-03
25 12-757-02
26 12-041-05
27 12-104-01
28 12-757-09
29 12-041.06
30 M.0641060
31 X-25-63
32 X-22-11
33 M--0629122
NOT ILLUSTRATED
-- 12041-01
- - 12-757-03
-- 12-518-05
- - 41-518-34
-- 277563
-- 12-454.O3
CYLINDER HEAD, VALVEAND BREATHER
KEY PART
DESCRIPTION NO. NO. DESCRIPTION
Kit,Carburetor(Includes#2 _m 1 12-351-01
6) 2 12-755-60
Gasket,AirClaaner 3 12-411-01
CarburetorAssembly 4 12-041-10
(For InformationOnly -Not 5 12-017-01
AvailableSepamtaly) 12-017-02
(includesKey Numbers 12 thru 6 12-016-01
27) 12-016-02
Gasket, Carburetor(2) 7 12-146-13
Spdng, Choke Return 8 12-468-05
Linkage, Choke 9 12-112-13
Deflector,Heat 10 12-086-15
Clamp, Hose (2)
Line, Fuel, 9" 11 12-08901
Filter,Fuel 12 12-173-01
Clip, Cable 13 12-755-03
Screw,Hex Cap 8-32 x 3/8 14 X-426-9
Sleeve, Insulating 15 12-326-03
Needle, Idle, Fuel Adjust 16 M-0645020
Spdng, Idle Fuel
Screw, IdleSpeed Adjust 17 12-09607
Spring, Idle Spend 18 235011
Plate, Thmttla 19 24-032-05
Screw, ThrottlePlate (2) 20 M.0640034
Shaft,ThrottlewithLever and
Seal 21 24-194-01
Shaft,Choke 22 24-186-03
Spring,Choke 23 M-0545010
Plate, Choke
Jet, Main 24 12-01801
Kit,Float 25 12-402-02
Gasket, Bowl 26 12-31809
Bowl, Fuel 27 X-75-23
Kit,SolenoidAssembly
(IncludesKey Number28) NOTE:
Gasket, Bowl RetainerScrew
Nut, Hex Flange M6 x 1.0 (2)
Washer, Plain 1/4
Washer, Lock 1/4
Stud,M6 x 1.0 x 122 (2)
_BP
Gasket,Carburetor
Kit,CarburetorRepair
Lead, Solenoid,Black,5", 14
Gauge, UniosulatedPush-On
Tabs
Lead, Ground,Green, 5", 18
Gauge InsulatedGripBarrel
Eyelets
Connector
"Re,Cable
Lifter, Valve(2)
K'_,CylinderHead
Rod, Push (2)
Gasket, CylinderHead
Valve, Intake,Standard Size
Valve, Intake, .25"Oversize
Valve, Exhaust,Standard
Valve, Exhaust,.25"Oversize
Plate, Guide
Washer,Plain 13/32
Spacer,Head BoltExhaustPort
Screw,Hex Flange
M10 x 1.5 x 81 (5)
Spdng,Valve (2)
Cap, ValveSpring (2)
Kit,Retainer(2)
Clamp, Hose (2)
Hose, Breather
Screw,Hex Flange
M6 x 1.0 x20 (5)
Cover,Valve withNipple
Retainer,Spdng
Seal, Valve Stem
Screw,Hex Flange M6 x 1 x 34
(2)
Pivot,RockerArm(2)
Arm, Rocker (2)
Screw,Hex Flange
M5x0.8x 10
Retainer,BreatherRend
Reed, Breather
Head, Cylinder
Plug,Pipe,Allen Head 1/8
Allcomponentdimensionsgiven inU.S. inches
1 inch = 25.4 mm
55

TRACTOR - - MODEL NUMBER917.271023
KOHLER ENGINE-MODEL NUMBER CV15S, TYPE NUMBER PS-41572
IGNITION IELECTRICAL I
mit
14-- ,_D e-----:r
OIL PAN ILUBRICATION I
CRANKCASE I
10
2
STARTING SYSTEM J
3- i
56

TRACTOR --MODEL NUMBER 917.271023
KOHLER ENGINE-MODEL NUMBER CV15S, TYPE NUMBER PS-41572
IGNITION IELECTRICAL CRANKCASE
KEY PART KEY PART
NO. NO. DESCRIPTION NO. NO.
1 12-086-14 Screw, Hex Flange 1 12-032-03
M10x 1.5x46 2 12-522-18
2 12-468-03 Washer, Plain3/8
3 24-162-03 Screen, Grass 3 12-445-02
4 M-0639016 Screw, Hex F_nge M6 x 1 x 16 4 M-0839025
(4)
5 12-112-01 Spacer, Fan (4) 5 12-380-O3
6 12-157-_2 Fan 6 12-755-49
7 X-42-15 Key
8 12-025-37 FlywheelAssembly 7 12-089-18
9 12-155-O2 Connector(4 Contact) 8 12-422-O8
10 M-0548025 Screw, Hex Cap 12-422-09
M5 x 0.8 x 25 (2) 12-422-10
11 M-0545010 Screw, Hex Range 12-422-11
M5 x 0.8 x 10 (2) 12-422-12
12 12-154-02 Clip, Stator Hamess 12-422-13
13 12-085-07 StatorAssembly 12-422-07
14 12-132-0_ Spark Plug 9 12-144-27
15 X-728-1 Clip, Cable 10 12-874-07
16 12-584-01 Module,Ignition 12-874-08
17 M-0545020 Screw, Hex Flange 12-874-09
M5 x 0.8 x 20 (2) 11 12-018-02
NOT ILLUSTRATED 12 12-108-07
- - 12-518-11 Lead, White, GroundTo Kill(19", 12-108-08
18 Gauge, Fully InsulatedPush- 12-108-09
on Taband UninsulatedPush-on 13 12-067-05
Tab Terminals) 12-067-06
14 12-380-01
OIL PAN/LUBRICATION 15 12-043-05
16 M-0631005
KEY PART 17 12-144-02
NO. NO. DESCRIPTION 18 52-13909
1 12-038-01 DipstickAssembly 19 12-755-64
(IncludesKey Numbers 2 and 3)
2 25-755-13 Kit, Oil FillCap (IncludesKey #3) 20 12-144-24
3 12-153-03 O-Ring, Dipstick 21 X-25-102
4 12-15302 O-Ring, UpperOil FillTube 22 12-032-01
5 12-123-04 Tube, Oil Fill 23 SM-0631015
6 M-0545020 Screw, Hex Flange M5 x 0.8 x 24 12-154-05
20
O-Ring, LowerOil FillTube
Screen, Oil Pick*up
Cover,Oil Pick*upScreen
Screw,Hex Flange M5 x 0.8 x
16
Screw,;Rexl,=tange M10 x 1.5 x
25
Bracket,Oil Pump ReliefValve
Spring,Oil Pump ReliefValve
Piston,Oil Pump Relief Valve
Body,Oil Pump Relief Valve
Filter,Oil
Plug, Square Head, Solid 3/8
Oil PumpAssembly
O-Ring,Oil Pump Cover
Cover, Oil Pump
Screw,Hex Flange
M5 x0.8 x 16 (3)
Seal, Oil (RT.O. End)
Screw, Hex Flange
M8 x 1.25 x 45 (12)
Pan, Oil 57
7 12-153-01
8 25-162-07
9 .! 2-096-03
10 M-0545016
11 M-1039025
12 12-126-02
13 12-089-03
14 12-462-01
15 12-208-01
16 12-050-01
17 X-75-10
18 12-393-01
19 12-o32-04
20 12-096-02
21 M-0545016
22 12-O32-03
23 SM-0839045
24 12-199-30
DESCRIPTION
Seal, Crankshaft
Block,Cylinder(Use Short
Block)
Strap, Lifting
Screw, Hex Flange M8 x 1.25 x
25
Dowel,Locating(4)
Kit, Camshaft(Indodas Key #7
&8)
Spring,Actuating
Shim,Camshaft, Blue
Shim, Camshaft, Red (A.R.)
Shim, Camshaft, Yellow(A.R.)
Shim, Camshaft, Green (A.R.)
Shim, Camshaft, Grey (A.R.)
Shim, Camshaft, Black(A.R.)
Shim, Camshaft, White (A.R.)
Shaft, Balance
Pistonw/Ring Set, Standard
Pistonw/Ring Set .25"Oversize
Pistonw/Ring Set .50"Oversize
Retainer,PistonPin (2)
RingSet, Standard
RingSet .25" Oversize
RingSet .50" Oversize
ConnectingROd,Standard
ConnectingROd .25" Oversize
Pin, GovernorRegulating
Gear, GovernorAssembly
Washer, Plain,6ram
Shaft, GovernorGear
Plug, Cup
Kit,Shaft, GovernorCross,with
Clip(Indudas Key #20 and 24)
Shaft, Governor Cross
Washer, Plain 1/4
Seal, GovernorCross Shaft
Washer, Plain,6mm
Clip, HitchPin
STARTING SYSTEM
KEY PART
NO. NO. DESCRIPTION
1M-0839070 Screw,Hex Flange
MSx 125x70 (2)
2 25-095-03 StarterAesembly
(IncludesKey Numbers3 thru8)
3 12-755-54 Kit,Drive End
4 12-227-06 Gap, DriveEnd
5 45-170-03 Armature
7 12-227-11 EndCap, Commutator
8 12-086-25 Screw,Hex Flange
1/4-20 x 4-5/8 (2)
NOTE: All componentdimensionsgivenin U.S. inches
1 inch= 25.4 mm

58

SUGGESTED GUIDE FOR SIGHTING SLOPES FOR SAFE OPERATION
SIGHTING
GUIDE
ONLY RIDE UP AND DOWN HILL,
NOT ACROSS HILL
(.n
co
6Operate your Tractor up and down the face of slopes (not I
I
greater than 15°), never across the face. Make turns gradu- r
ally to prevent tipping or loss of control. Exercise extreme
caution when changing direction on slopes.

For the repair or replacement parts you need
delivered directly to your home
Call 7 am -7 pm, 7 days a week
1-800-366-PART
(1-800-366-7278)
Para ordenar plezas con entrega a
domicilio - 1-800-659-7084
For in-house major brand repair service
Call 24 hours a day, 7 days a week
1-800-4-REPAIR
(1-800-473-7274)
Para pedir servicio de reparaci6n a
domicilio - 1-600-676-5811
For the location of a Sears Parts and
Repair Center in your area
Call 24 hours a day, 7 days a week
1-800-488-1222
For information on purchasing a Sears
Maintenance Agreement or to inquire
about an existingAgreement
Call 9 am - 5 pm, Monday-Saturday
1-800-827-6655
When requesting service or ordering
parts, always provide the following
information: _" _-
•Product Type •Part Number
•Model Number •Part Description
mmmmmm
mmmmmm
SE ARS
Amenca's Repazr Specialists
167096 10.19.98 RH Printed in U.S.A.