BMW 733i (E23) 1982 735i Electrical Troubleshooting Manual
User Manual: 1982 BMW 735i Electrical Troubleshooting Manual
Open the PDF directly: View PDF
.
Page Count: 80
- Back to Start Page
- Contents Page
- Index
- How to use this manual
- Symbols
- Systematic Troubleshooting
- Diagnostic Connector
- Power Distribution Box
- Fuse Data
- Power Distribution
- Charging System
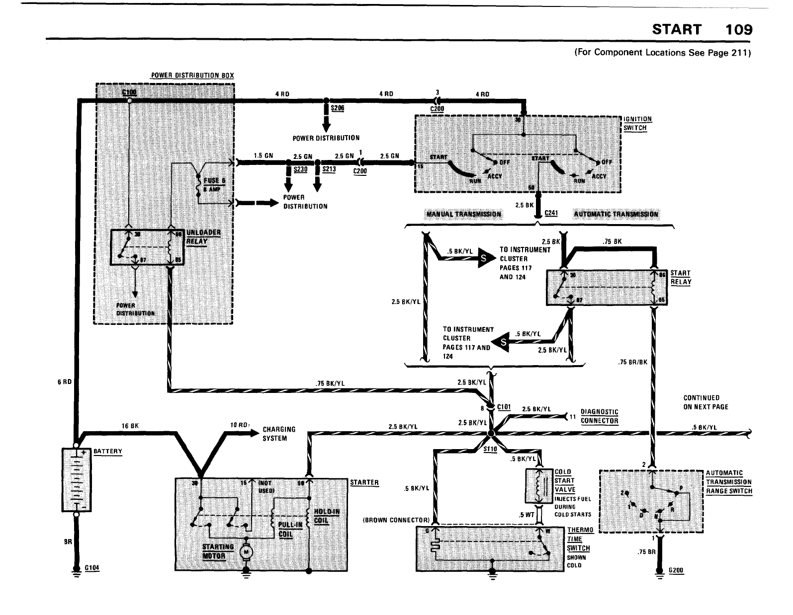
- Start
- Fuel Delivery/ Evaporative Control
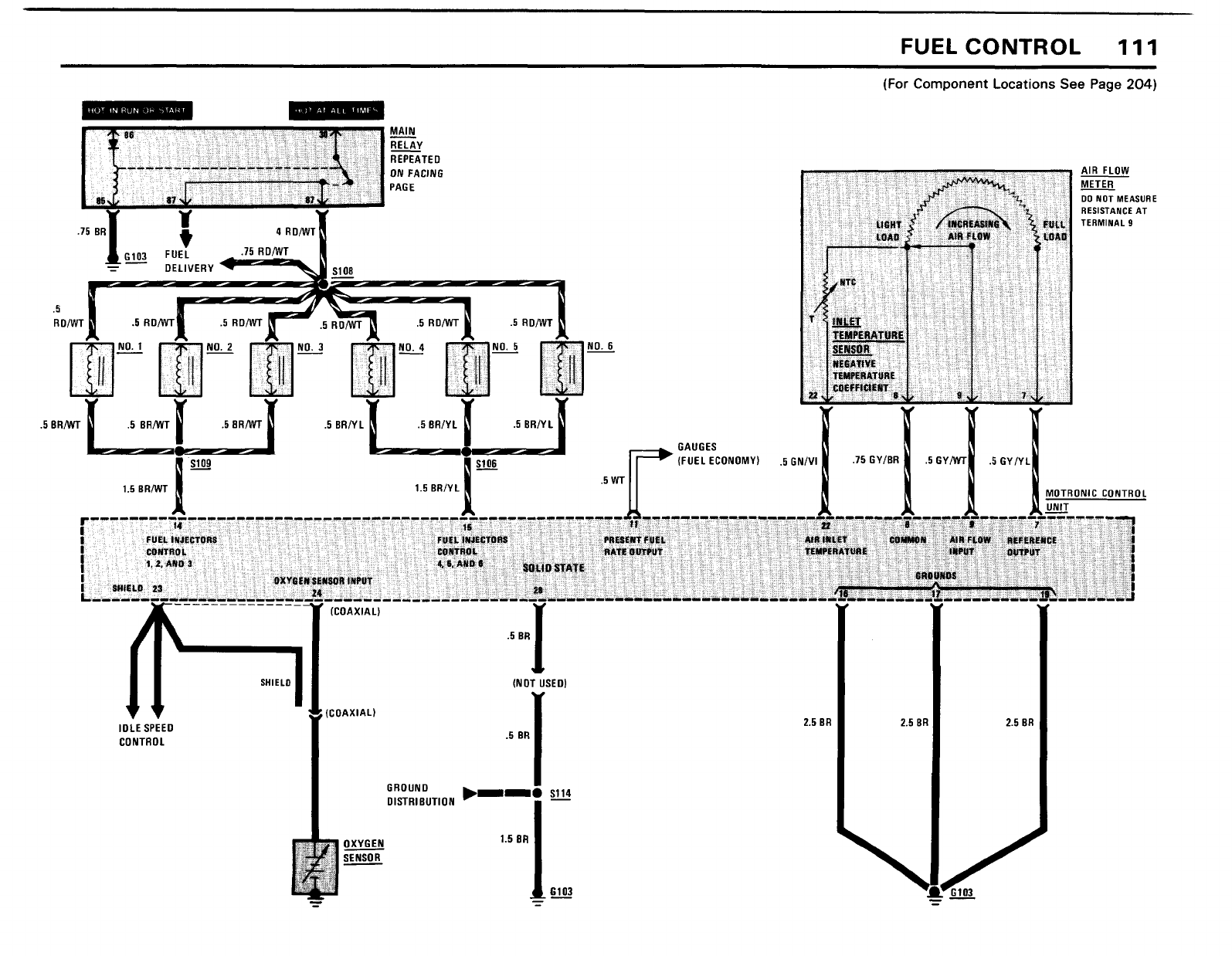
- Fuel Control
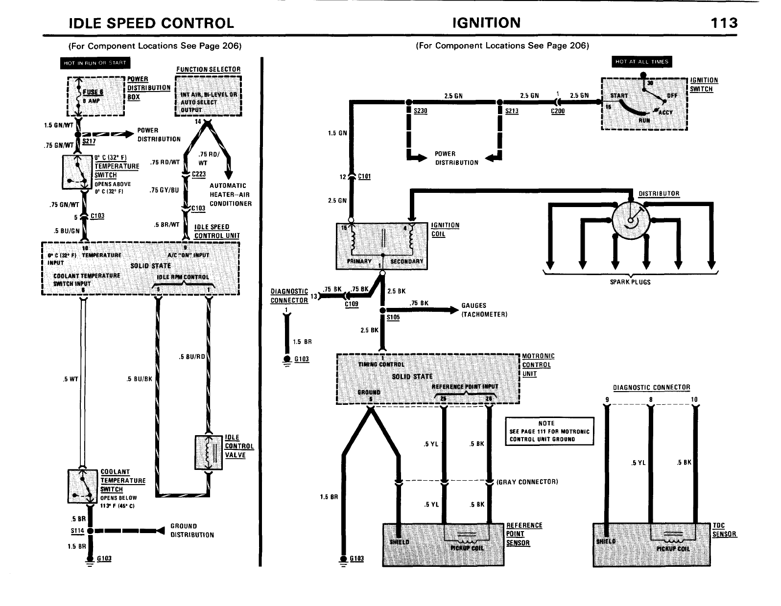
- Idle Speed Control
- Ignition
- Wiper/ Washer
- Ignition Key Warning/ Seatbelt Warning
- On- Board Computer
- Speedometer/ Gauges/ Warning Indicators
- Gauges/ Warning Indicators
- Warning Indicators
- Active Check Contrrol
- Brake Lining Warning
- Interior Lights
- Headlights/ Fog Lights
- Lights: Turn/ Hazard Warning
- Lights: Front Park/ Tail/ Underhood
- Lights: Rear Marker/ License/ Trunk
- Stoplights/ Cruise Control
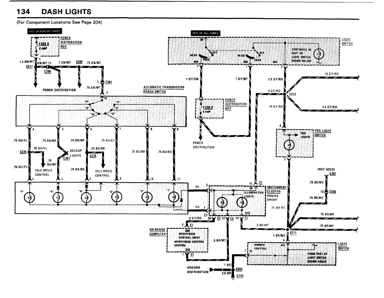
- Dash Lights
- Lights: Back Up/ Transmission Range
- Cigar Lighter/ Glove Box Light/Auto- Charging Flashlight
- Horn
- Heated Door Lock
- Rear Defogger/ Sunroof
- Power Windows
- Central Locking
- Power Mirrors
- Radio/ Power Antenna
- Auxiliary Fan/ Vacuum Pump
- Automatic Heater- Air Conditioner
- Ground Distribution
- Component Locations















































































