BMW 735I (E23) 1985 Electrical Troubleshooting Manual
User Manual: 1985 BMW 735i Electrical Troubleshooting Manual
Open the PDF directly: View PDF
.
Page Count: 121 [warning: Documents this large are best viewed by clicking the View PDF Link!]
- Back to Start Page
- Contents Page
- Index
- How to use this manual
- Symbols
- Systematic Troubleshooting
- Diagnostic Connector
- Power Distribution Box
- Fuse Data
- Accessory Connector
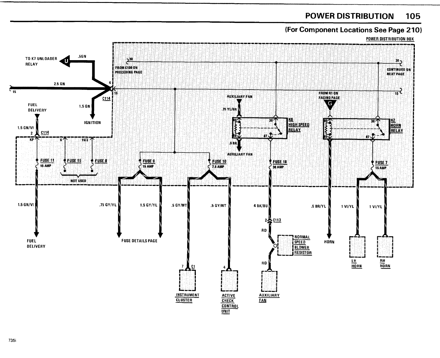
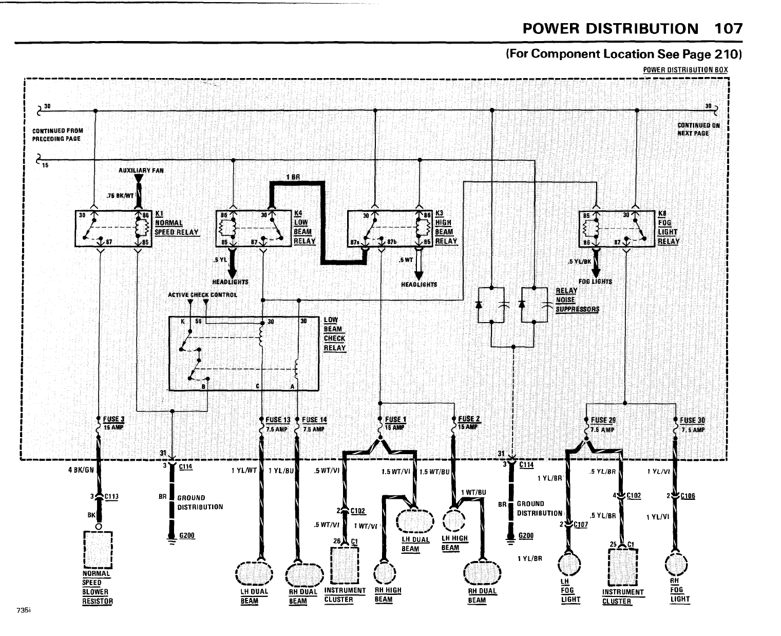
- Power Distribution
- Fuse Details
- Light Switch Details
- Block Diagram For 735i Engine Controls
- Charging System
- Start
- Fuel Delivery/ Fuel Control/ Idle Speed Control
- Fuel Delivery/ Fuel Control
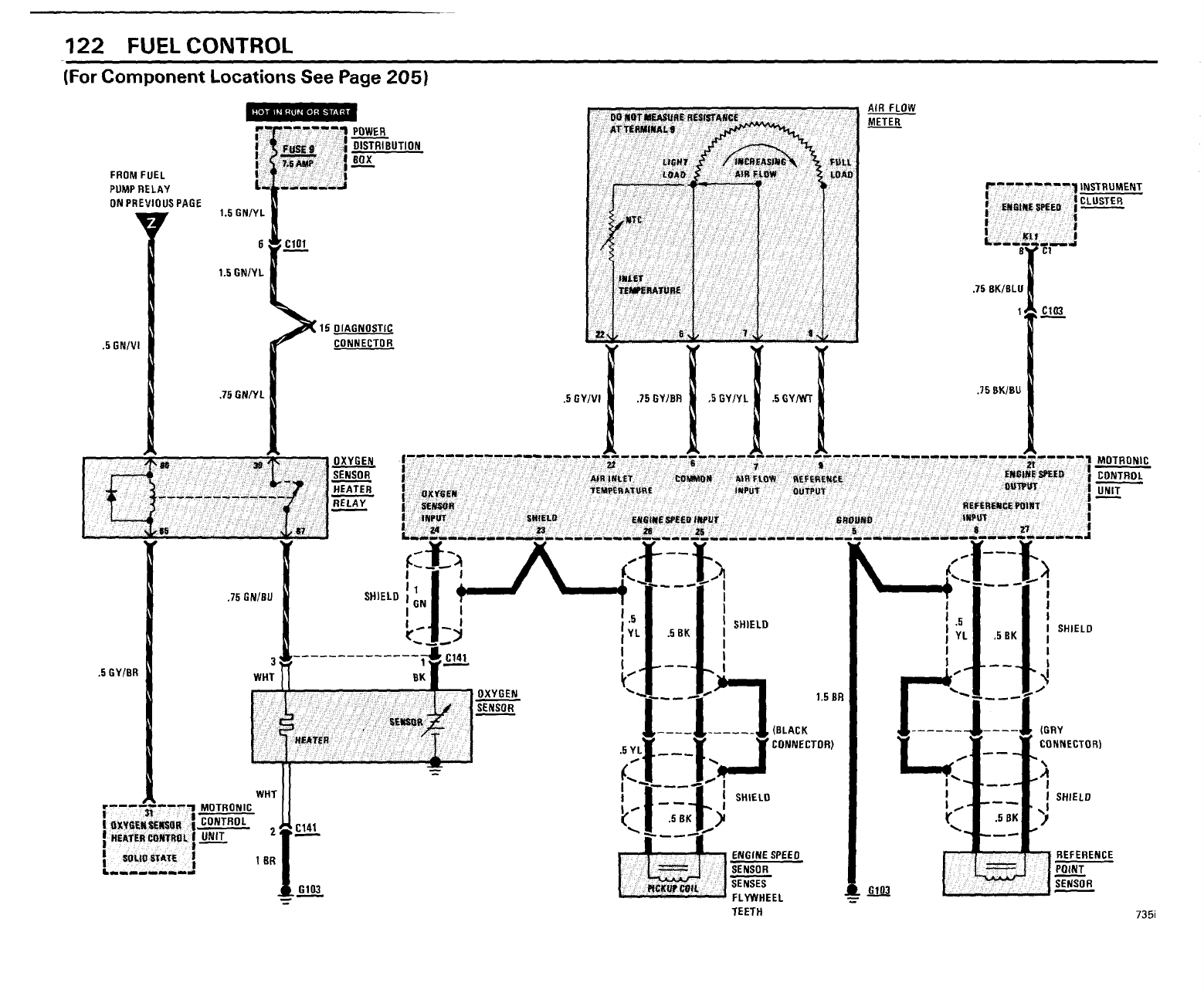
- Fuel Control
- Fuel Control/ Ignition
- On- Board Computer
- Speedometer/ Gauges/ Warning Indicators
- Gauges/ Warning Indicators
- Warning Indicators
- Ignition Key Warning/ Seatbelt Warning
- Service Interval Indicator
- Active Check control
- Brake Lining Warning
- Interior Lights
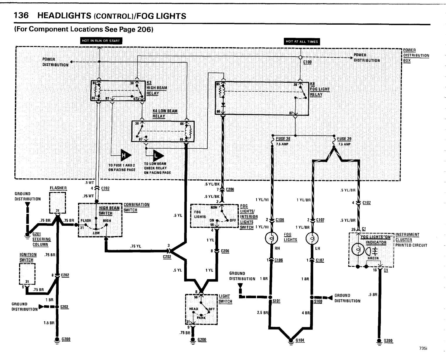
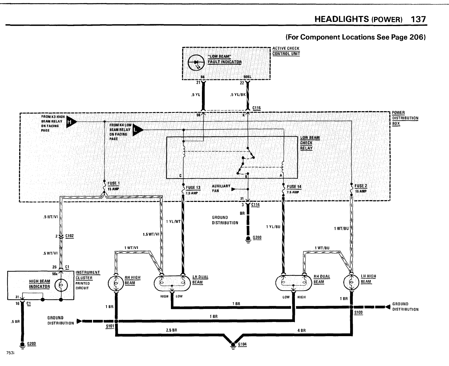
- Headlights/ Fog Lights
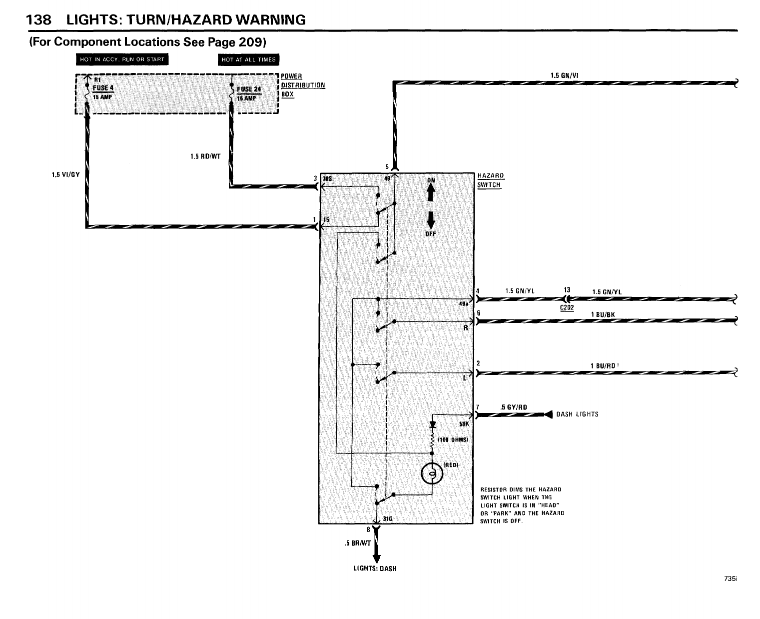
- Lights: Turn/ Hazard Warning
- Lights: Front/ Park/ Tail/ Underhood
- Lights: Rear Marker/ License/ Trunk
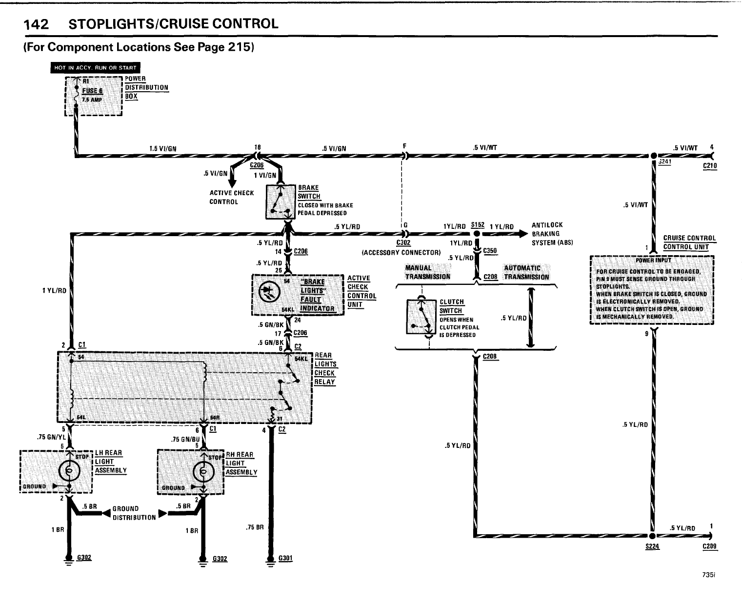
- Stoplights/ Cruise Control
- Light: RH Visor/ Dash/ Transmission Range
- Lights: Dash/ Transmission Range
- Center Console Lights
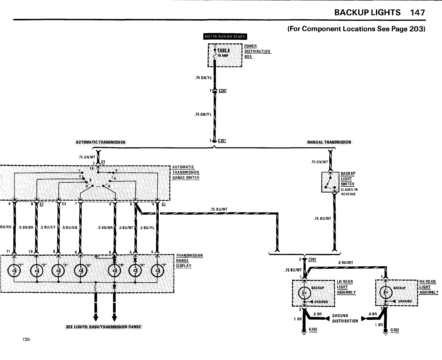
- Back Up Lights
- Cigar Lighter/ Glove Box/ Auto Charging Flashlight
- Horn
- Heated Door Lock
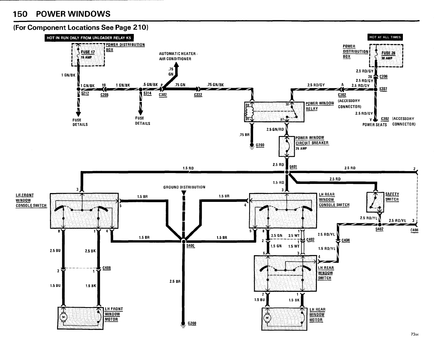
- Power Windows
- Central Locking
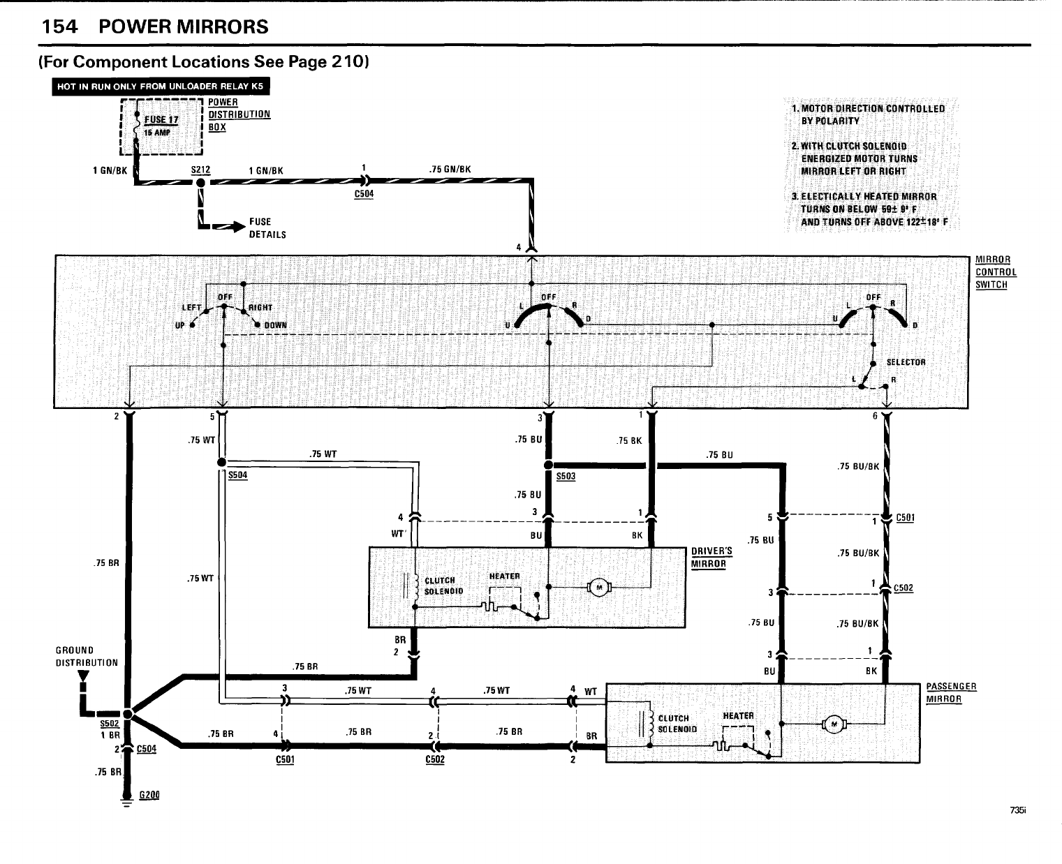
- Power Mirrors
- Radio/ Power Antenna
- Power Seats
- Antilock Braking System (ABS)
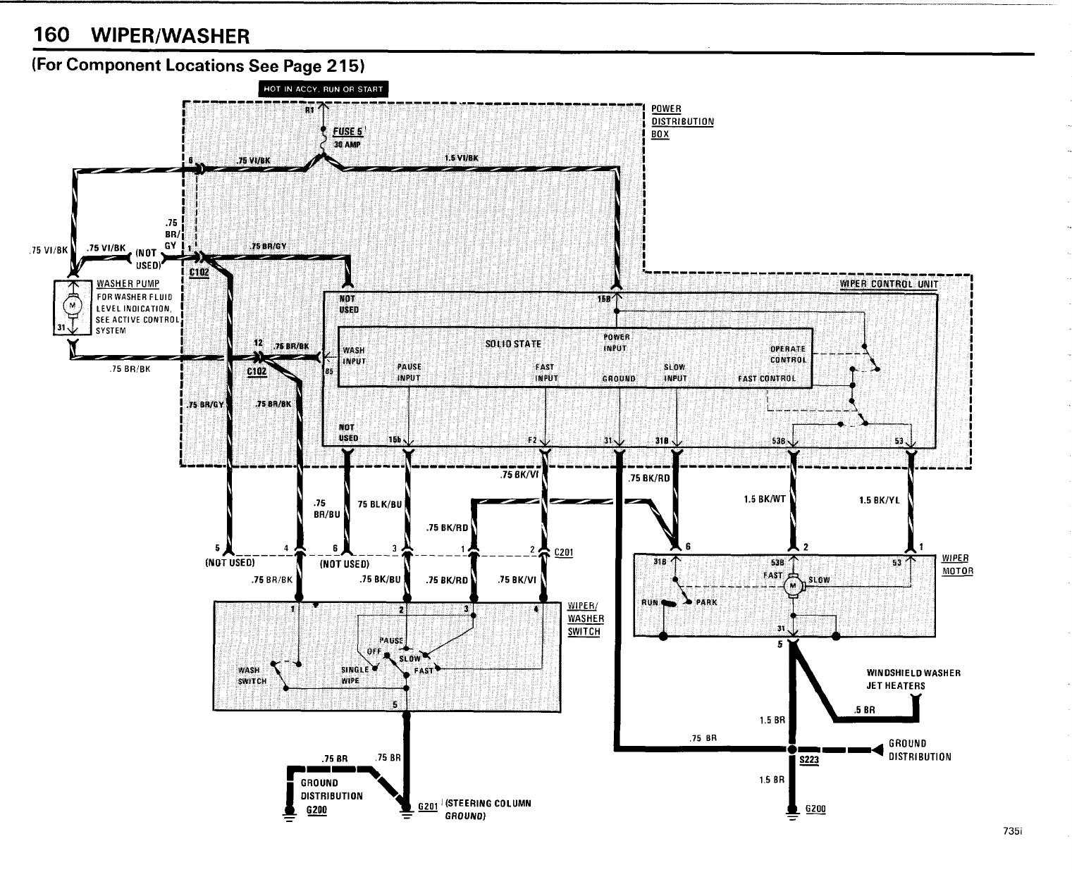
- Wiper/ Washer
- Rear Defogger/ Sunroof
- Windshield Washer Jet Heaters
- Auxiliary Fan/ Vacuum Pump
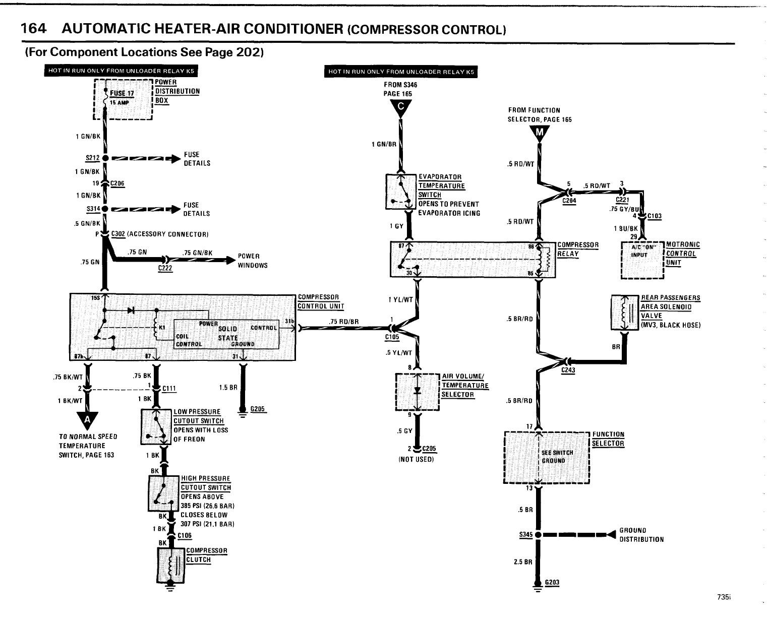
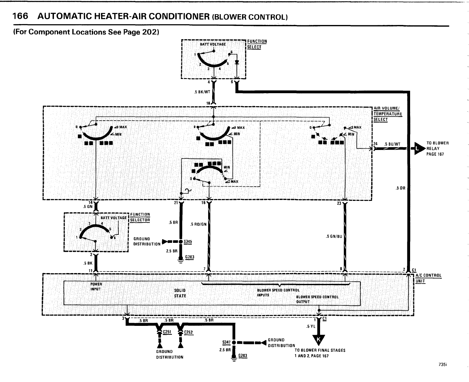
- Automatic Heater- Air Conditioner
- Rear Passenger Area Solenoid Valve Control
- Fresh Air and Recirculation Air Solenoid Valves Control
- Defrost Solenoid Valve Controls
- Water Valve Solenoid Control
- Temperature Control Loop
- Vent Stage and Footwell Solenoid Valve Control
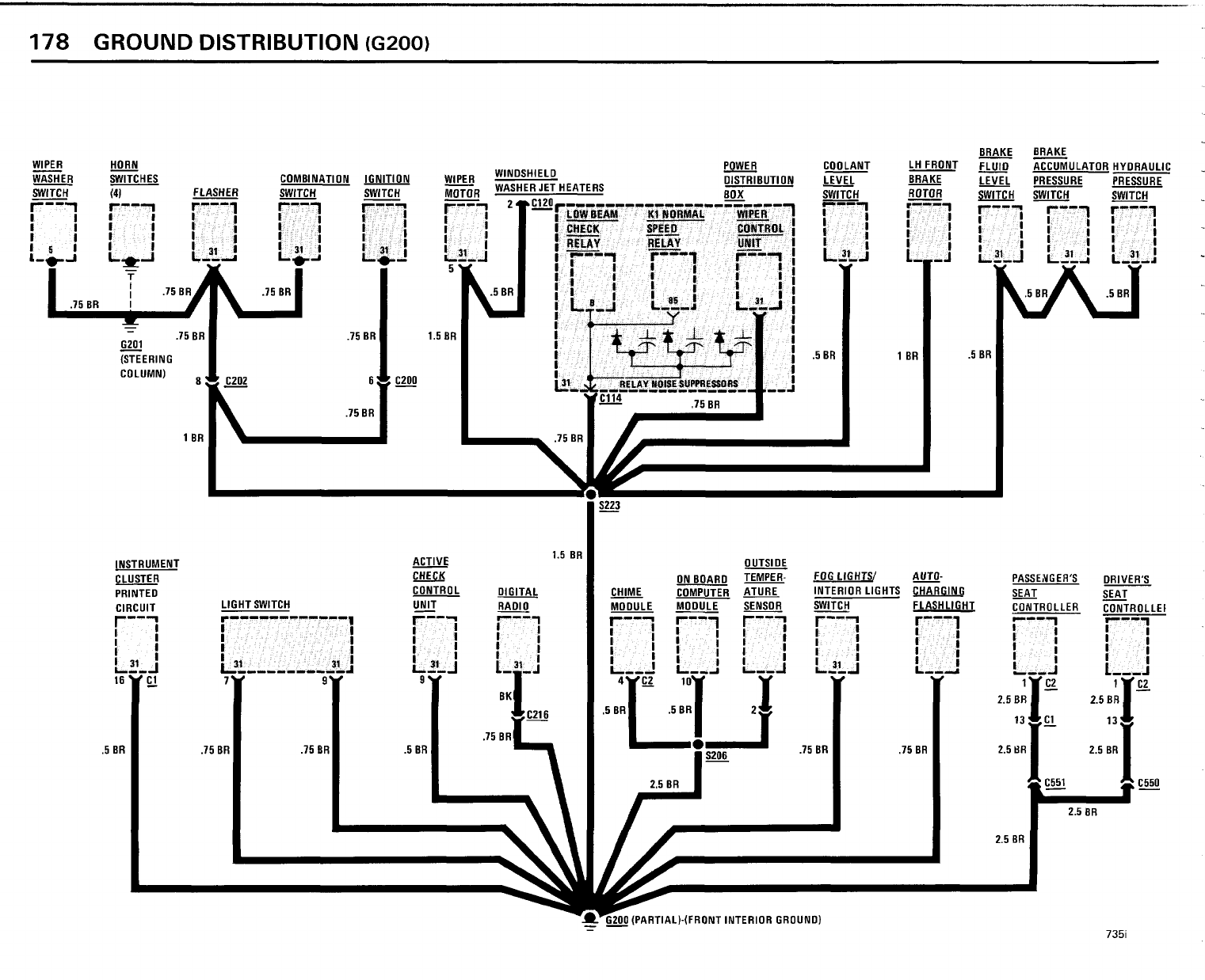
- Ground Distribution
- Index- Splice Locations
- Splice Locations For ABS Harness
- Splice Location For A/ C Harness
- Splice Location For Rear Harness
- Splice Location For Front Harness
- Splice Location For Middle Harness
- Splice Location For Engine Harness
- Component Locations
- Connector Views
























































































































