BMW 318i/is/ic (E30) 1991 318i 318is 318ic Electrical Troubleshooting Manual
User Manual: 1991 BMW 318i - 318is - 318ic Electrical Troubleshooting Manual
Open the PDF directly: View PDF
.
Page Count: 49
- Back to Start Page
- Contents Page
- Index
- How to use this manual
- Symbols
- Systematic Troubleshooting
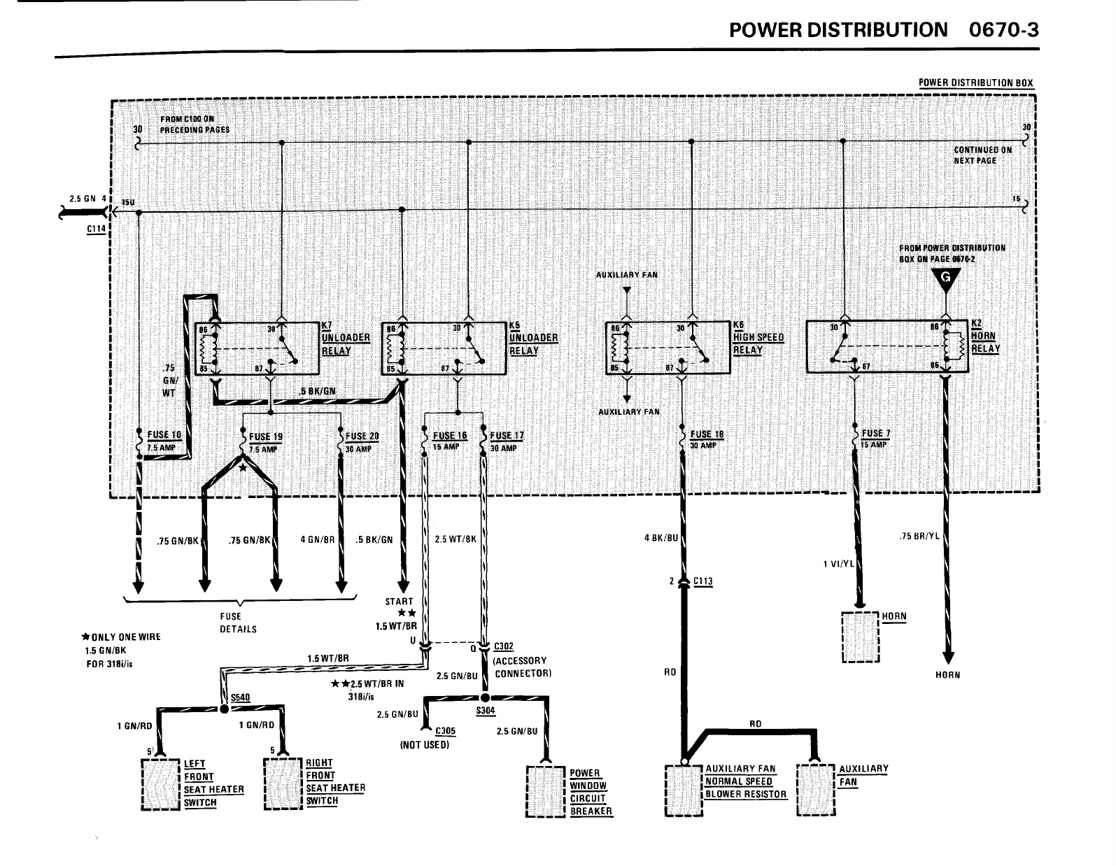
- 0670 Power Distribution
- 1240 Start
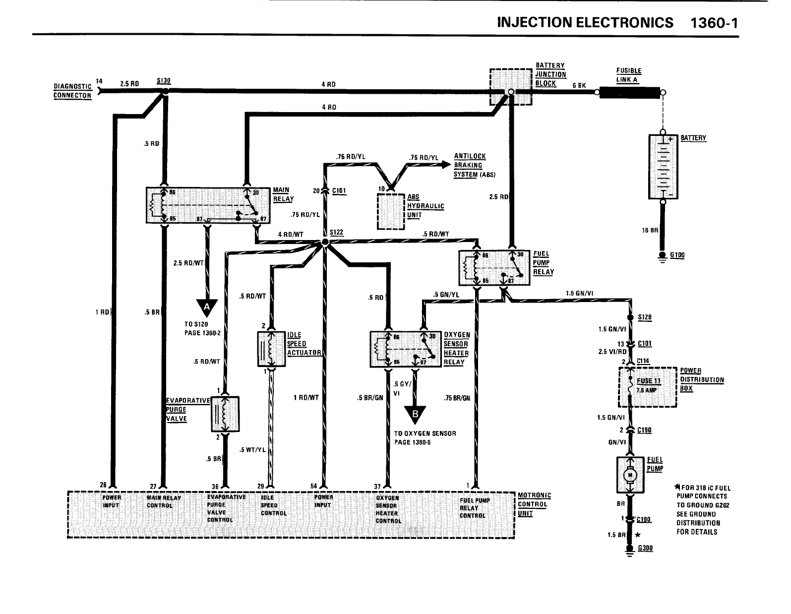
- 1360 Injection Electronics
- 3234 Supplemental Restraint System (SRS)
- 3435 Brake Warning System
- 3450 Antilock Braking System (ABS)
- 5200 Seats
- 6100 Body Electrical
- 6131 Ignition Key Warning/ Seatbelt Warning
- 6160 Wiper/ Washer
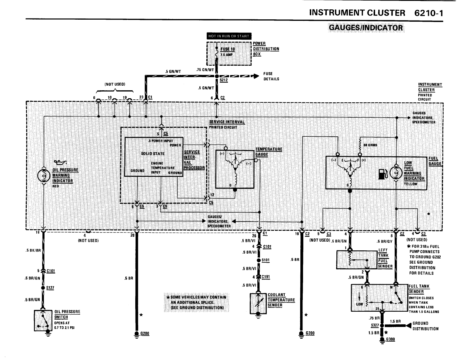
- 6210 Instrument Cluster
- 6300 Light Switch Details
- 6314 Park/ Tail/ Front Marker Lights
- 6320 Rear Marker/ License/ Trunk Lights
- 6322 Back Up Lights
- 6325 Stop Lights
- 6330 Interior Lights
- 6452 A/ C Compressor Controls
- 6454 Auxiliary Fan
- 8000 Splice Location Views
- 8500 Connector Views
















































