HP 85662A Spectrum Analyzer IF Display Section A_85662A A
User Manual: A_85662A
Open the PDF directly: View PDF
.
Page Count: 594 [warning: Documents this large are best viewed by clicking the View PDF Link!]
- Back to Main Menu
- Title Page
- Table of Contents
- IF-Display Section General Information
- Storage Shipment
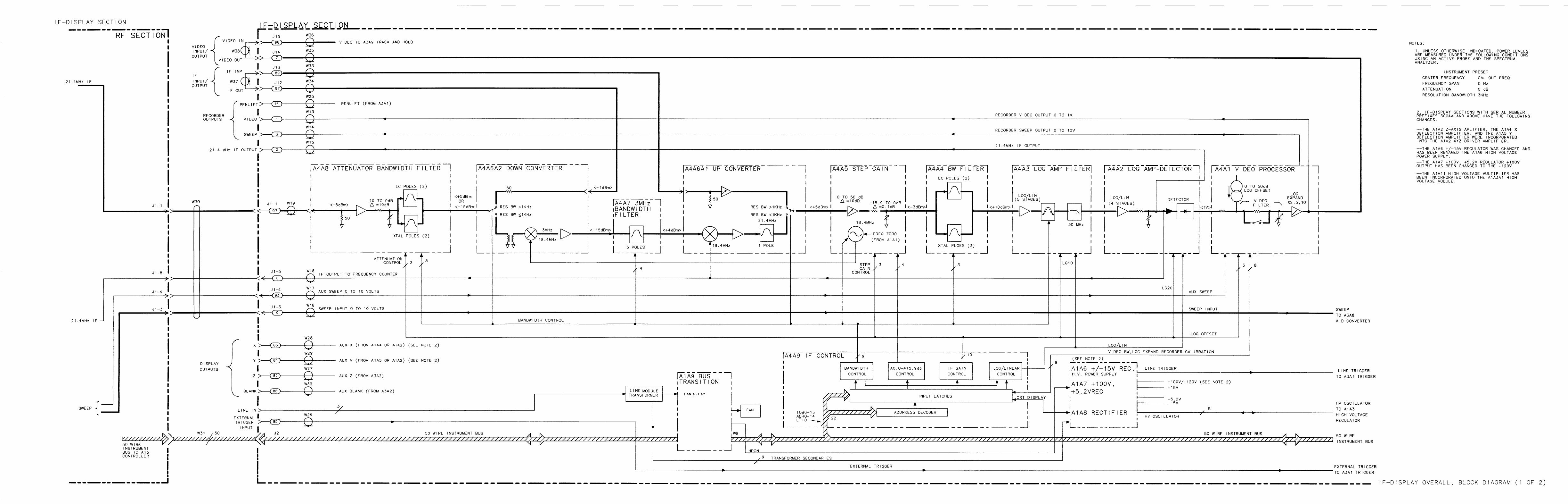
- IF Overall Block Diagram
- A1
- A1A1
- A1A2
- A1A2 Z Amplifier/A1A2 XYZ Driver Amplifier
- A1A2 Axis Amplifier, Circuit Description
- A1A2 XYZ Driver Amplifier (85662-60232), Circuit Description
- A1A2 Z-Axis Amplifier (Serial Prefixes:2430A-3001A), Block Diagram
- A1A2 Z-Axis Amplifier Component Locations, 85662-60100
- A1A2 XYZ Driver Amplifier Component Locations, 85662-60236
- A1A2 Z Axis Amplifier, Schematic Diagram
- XYZ Driver Amplifier, Schematic Diagram
- XYZ Driver Amplifier, Schematic Diagram
- A1A3
- A1A3 High Voltage Regulator (85662-60059), Circuit Description
- A1A3 High Voltage Regulator (85662-60233), Circuit Description
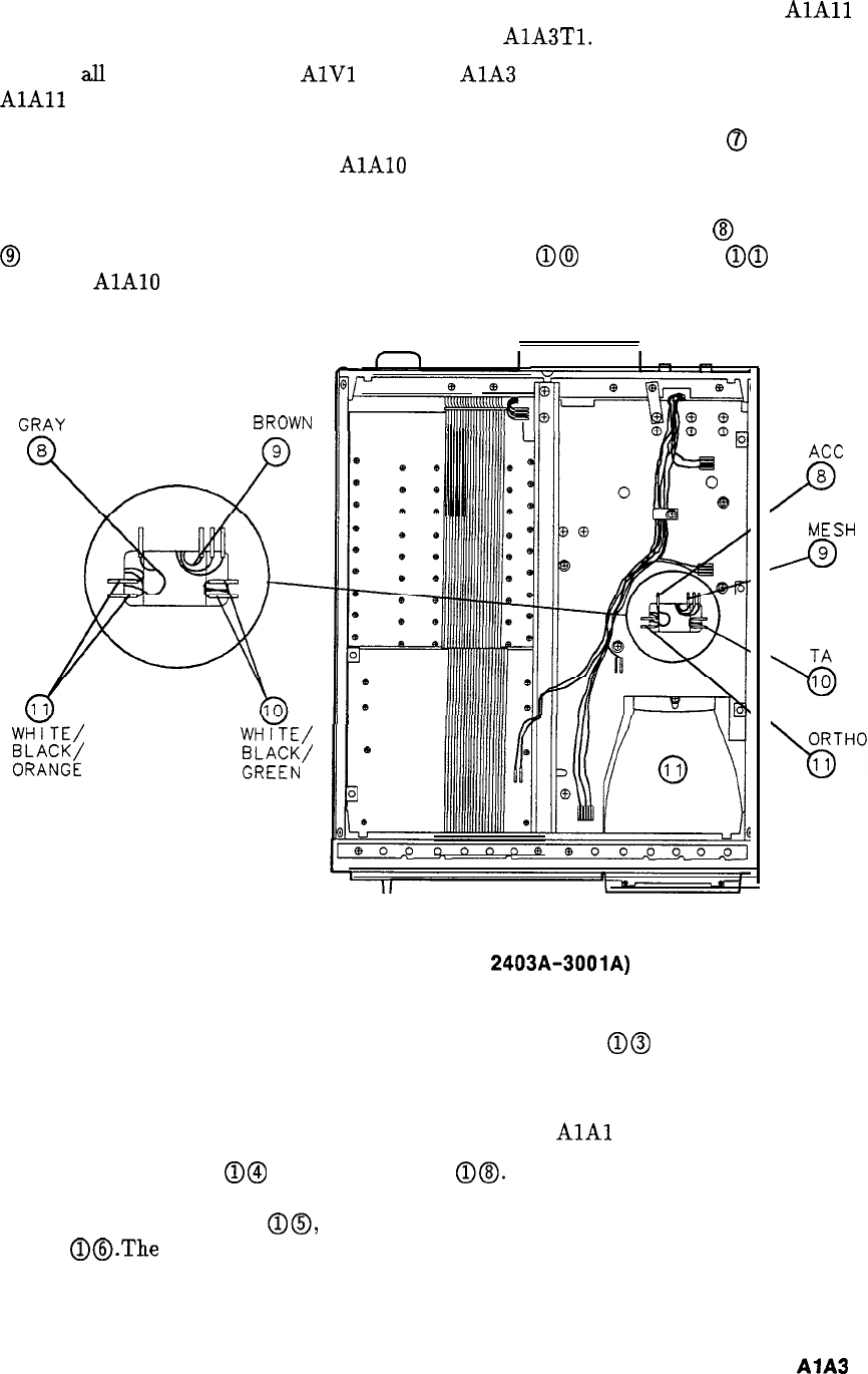
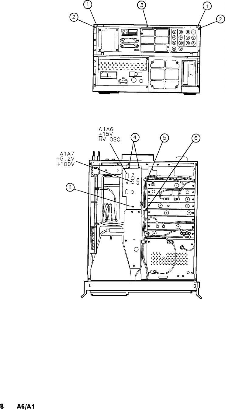
- CRT Removal and Replacement (Serial Number Prefixes: 2403A-3001A)
- CRT Removal and Replacement (Serial Number Prefixes: 3004A and Above)
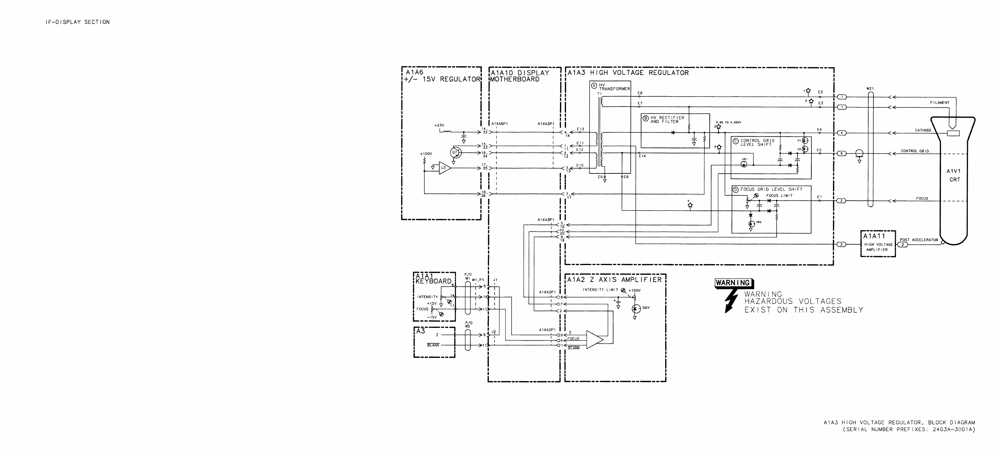
- A1A3 High Voltage Regulator, Block Diagram
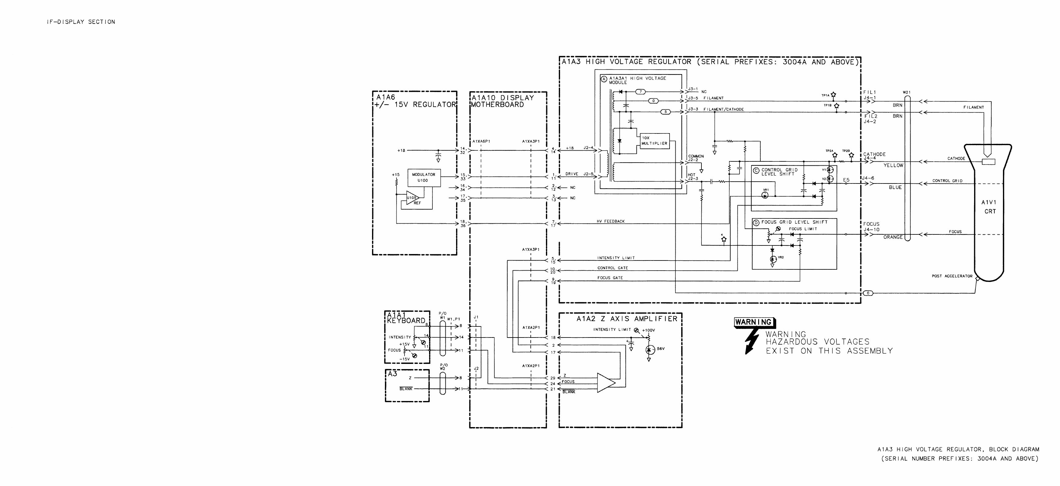
- A1A3 High Voltage Regulator, Block Diagram
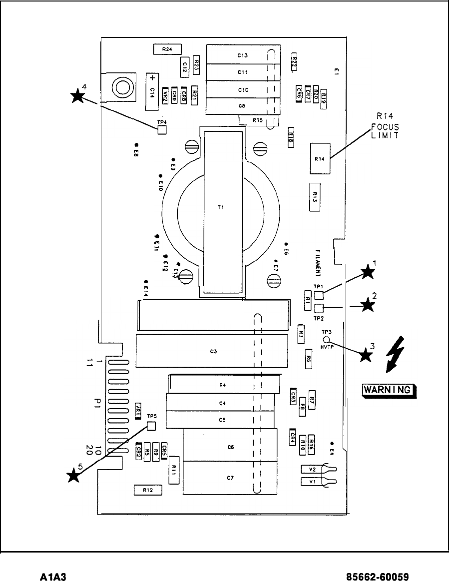
- A1A3 High Voltage Regulator Component Locations, Rear View 85662-60059
- A1A3 High Voltage Regulator Component Locations, 85662-60233
- A1A3 High Voltage Regulator, Schematic Diagram
- High Voltage Regulator, Schematic
- A1A4/A1A5
- A1A4/A1A5 X and Y Deflection Amplifiers, Circuit Description (Serial Number Prefixes: 2403A-3001A)
- A1A4 X Deflection Amplifier and A1A5 Y Deflection, Block Diagram
- A1A3 High Voltage Regulator Component Locations, Front View 85662-60059
- A1A4 X Deflection Amplifier and A1A5 Y Deflection Amplifier Component Locations, 85662-60057
- A1A4 X Deflection Amplifier and A1A5 Y Deflection Amplifier, Schematic Diagram
- A1A6/A1A7
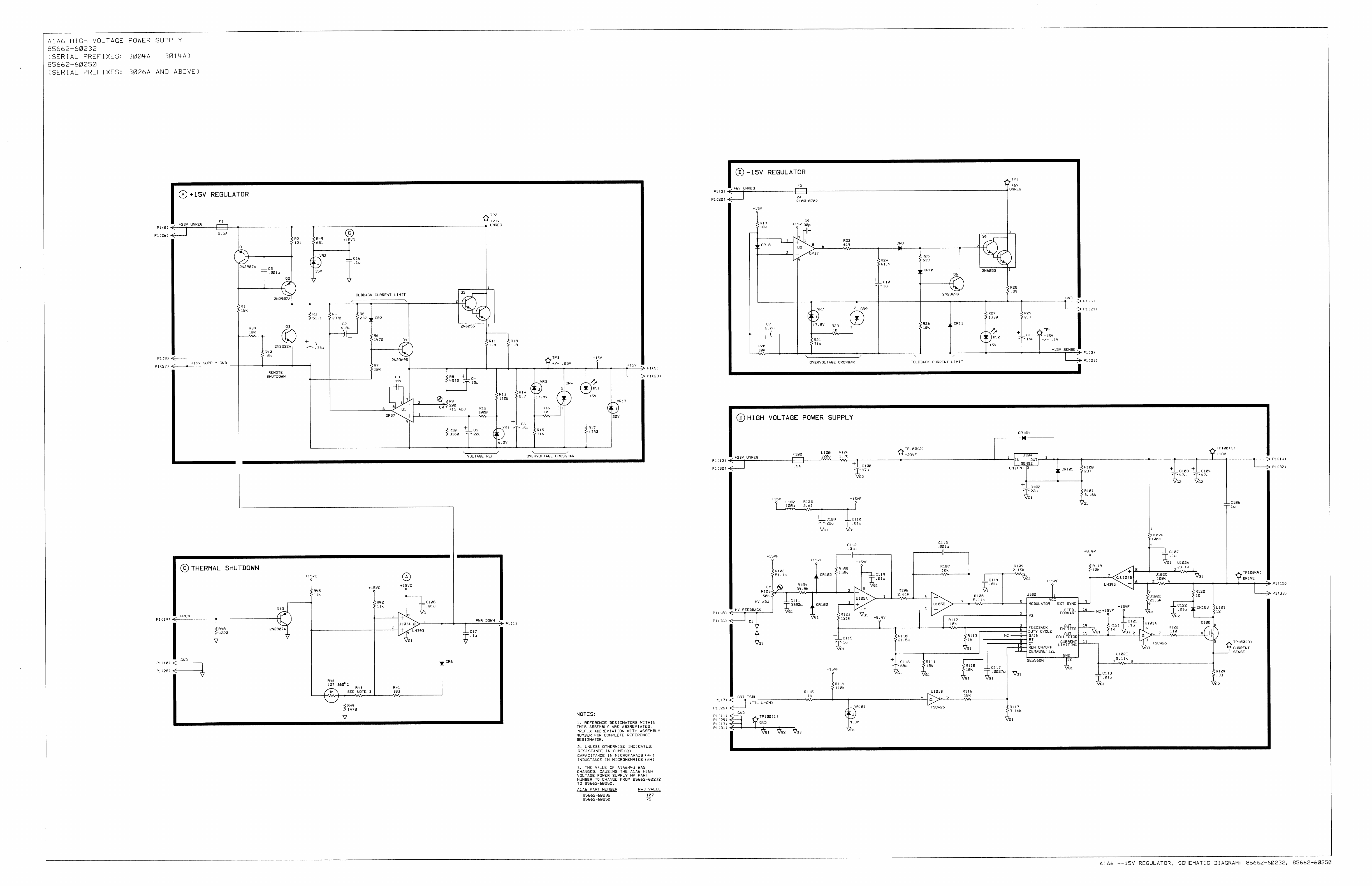
- A1A6+15 V Regulator
- A1A6 High Voltage Power Supply
- A1A7+100 V, +5.2 V Regulator
- A1A6 High Voltage Power Supply (85662-660232 and 85662-60250),Circuit Description
- A1A7+100 V, +5.2 V Regulator, Circuit Description
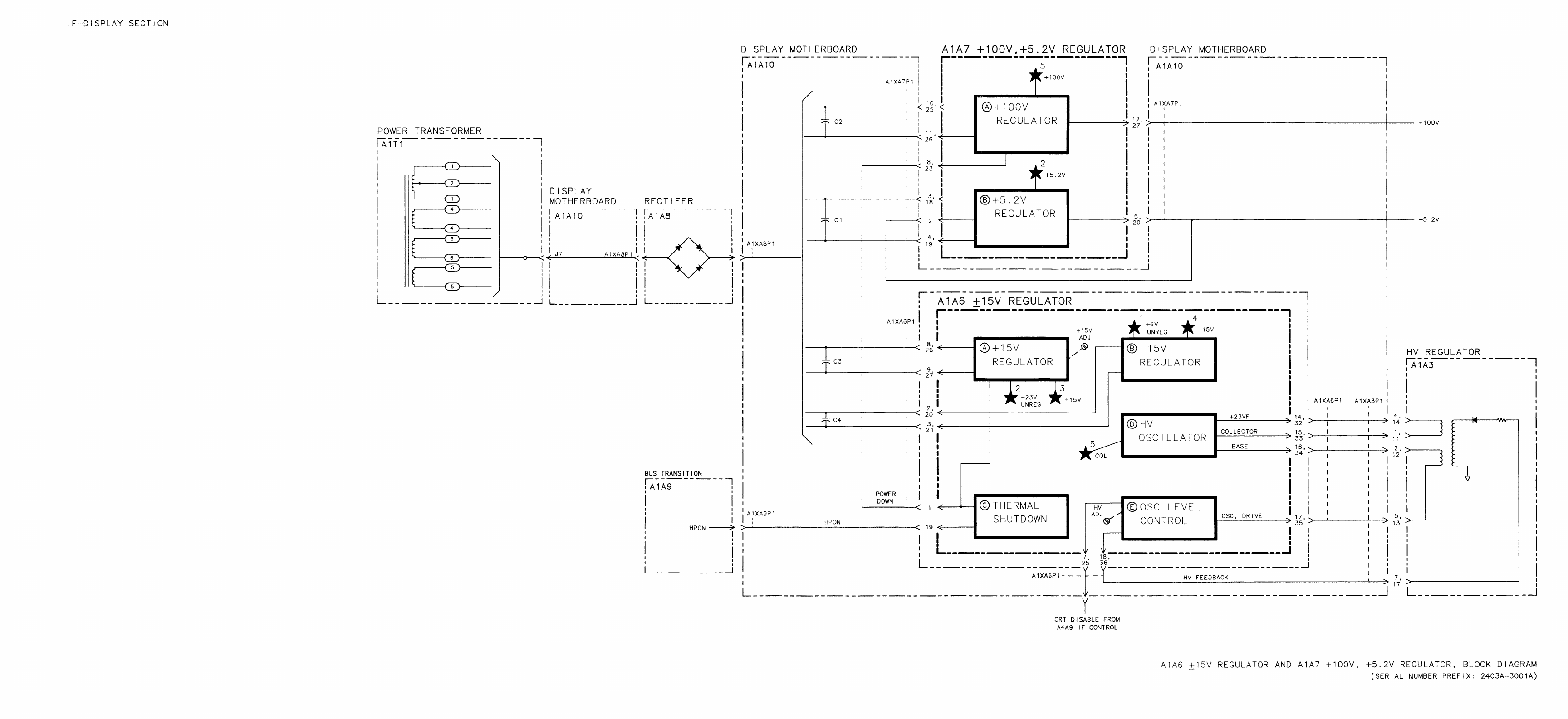
- A1A6 +/- 15V Regulator and A1A7 +100V, +5.2V Regulator, Block Diagram
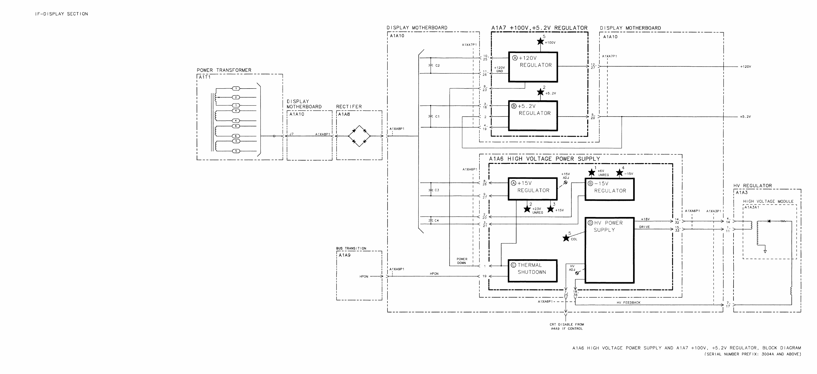
- A1A6 High Voltage Power Supply and A1A7 +100V, +5.2V Regulator, Block Diagram
- A1A6 +/- 15 V Regulator Component Locations, 85662-60101
- A1A6 +/- 15 V Regulator Component Locations, 85662-60232, 85662-60250
- A1A7 + 100 V, +/- 5.2 V Regulator Component Locations, 85662-60052, 85662-60235
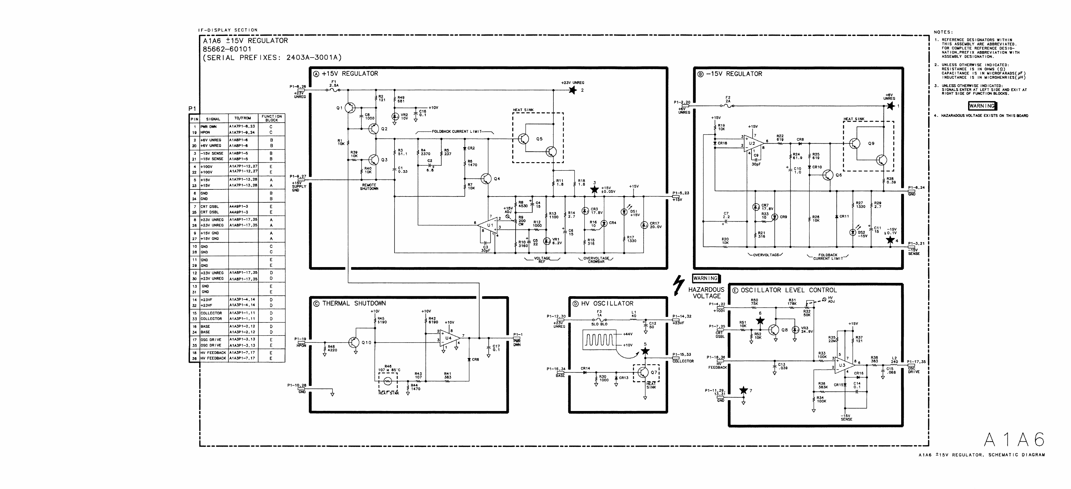
- A1A6 +/- 15V Regulator, Schematic Diagram
- A1A6 +/- 15V Regulator, Schematic Diagram
- A1A7 +100V, +5.2V Regulator, Schematic Diagram
- A1A8/A1A9
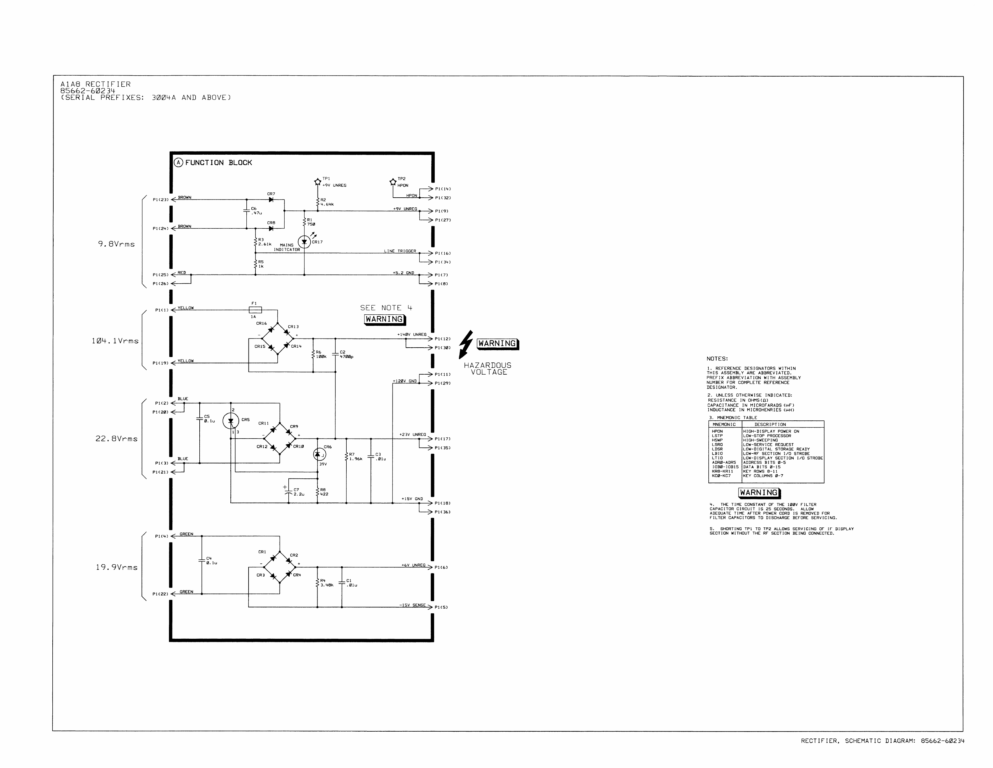
- A1A8 Rectifier, Circuit Description
- A1A9 Bus Transition, Circuit Description
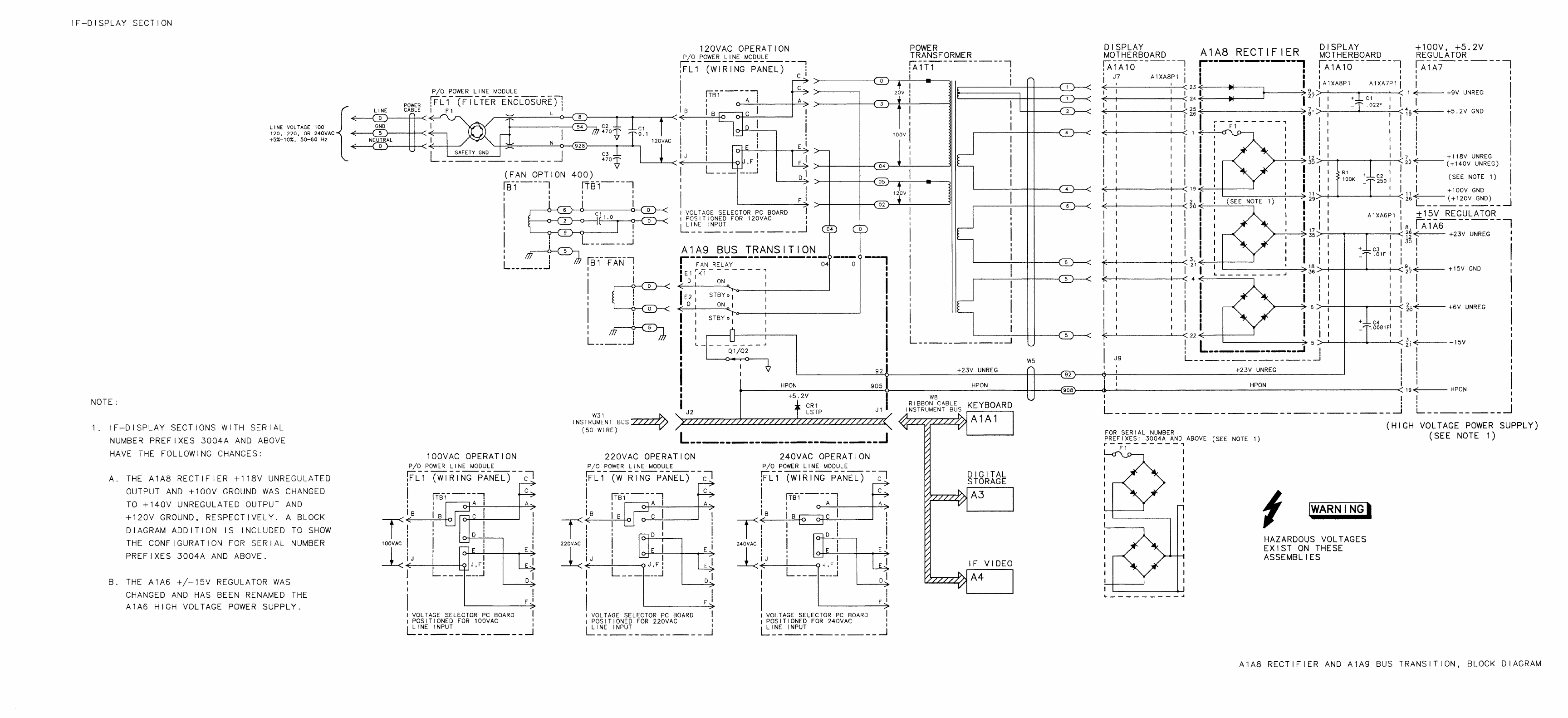
- A1A8 Rectifier and A1A9 Bus Transition, Block Diagram
- A1A8 Rectifier Component Locations, 85662-60133
- A1A8 Rectifier Component Locations, 85662-60204
- A1A8 Rectifier Component Locations, 85662-60234
- A1A9 Bus Transition Component Locations, 85662-60056
- A1A8 Rectifier, Schematic Diagram
- Rectifier, Schematic Diagram:85662-60234
- A1A9 Bus Transition, Schematic Diagram
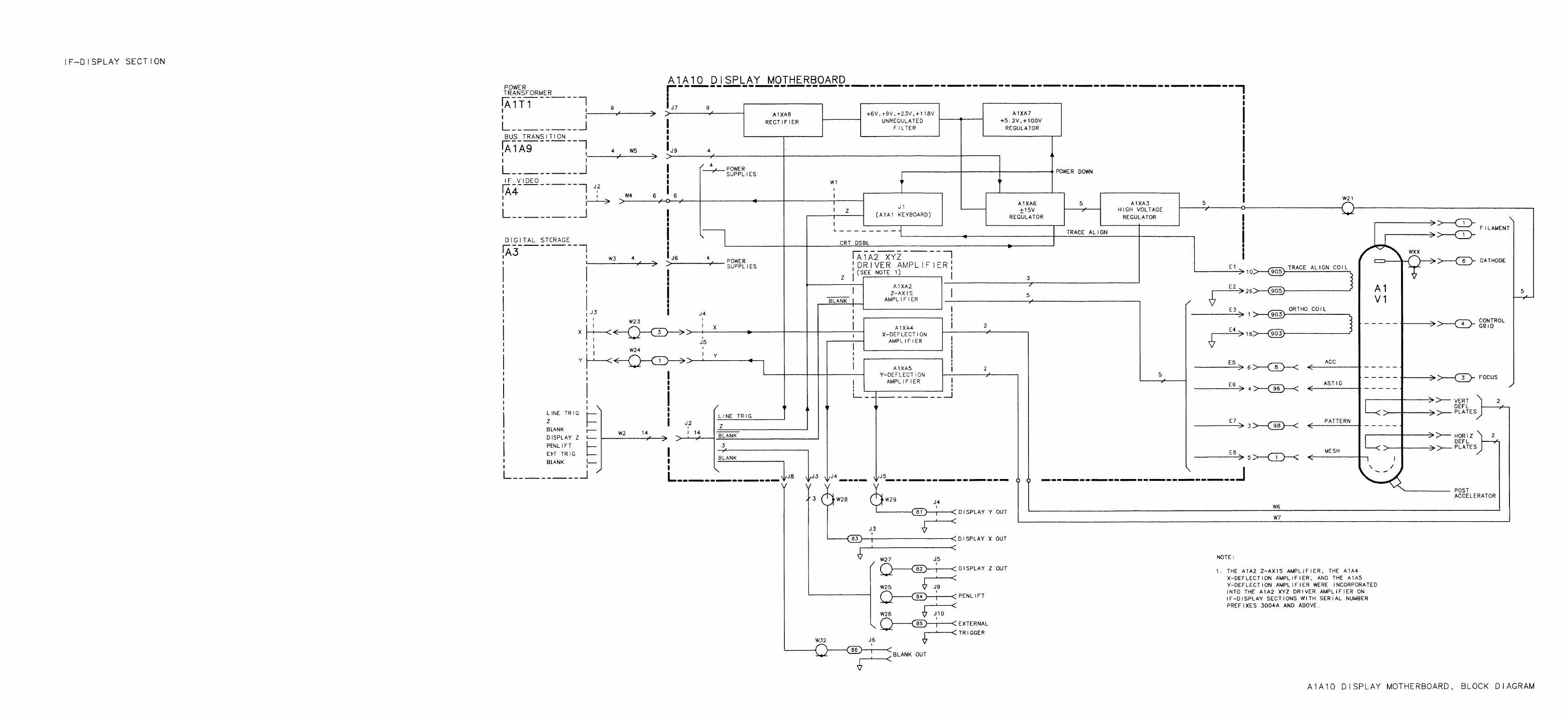
- A1A10 Display Motherboard, Block Diagram
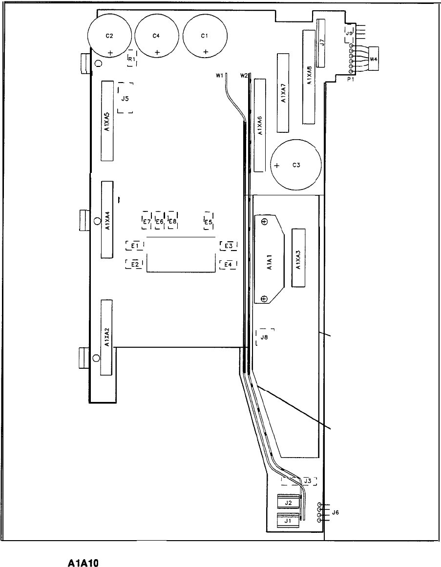
- A1A10 Display Motherboard Component Locations, 85662-60050
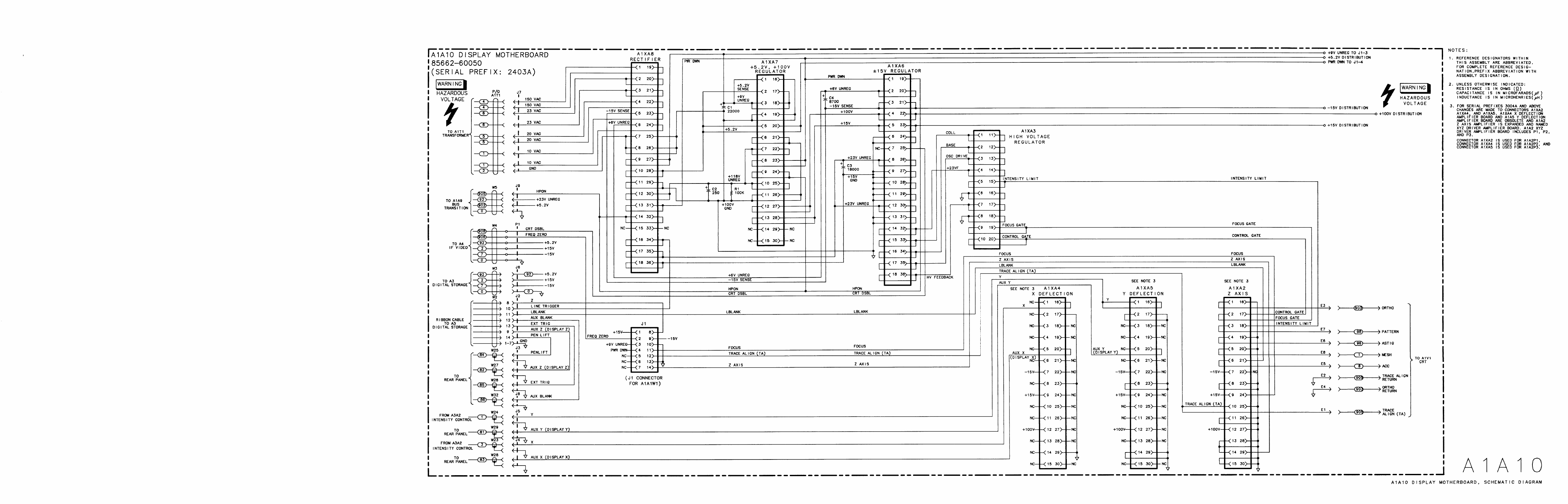
- A1A10 Display Motherboard, Schematic Diagram
- A3
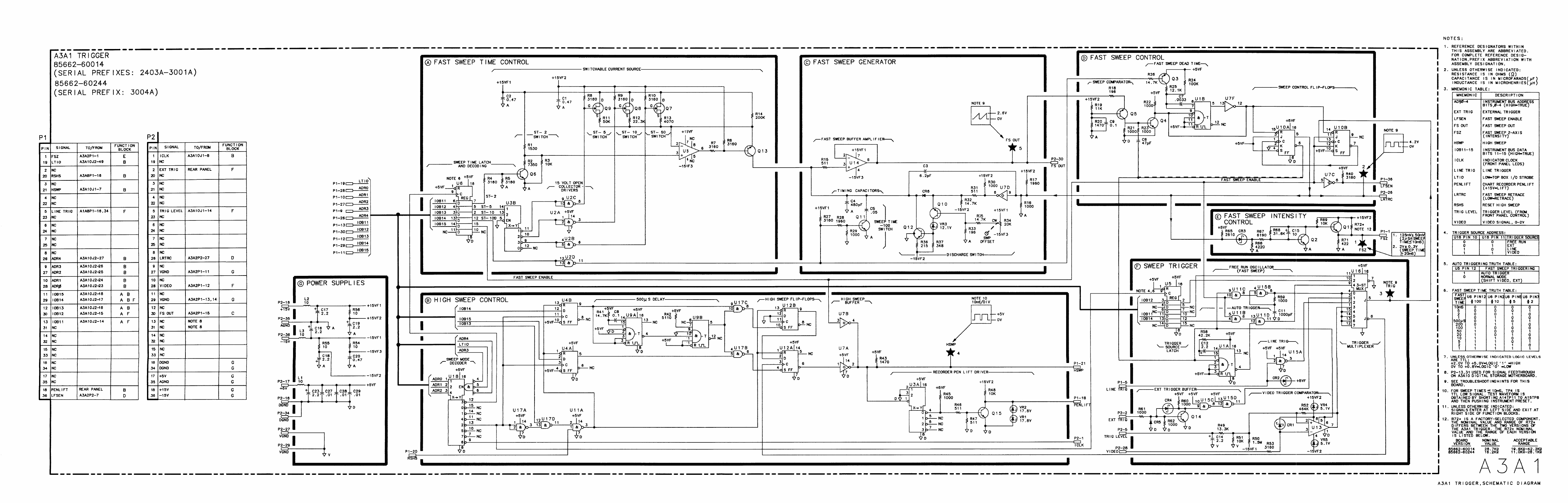
- A3A1
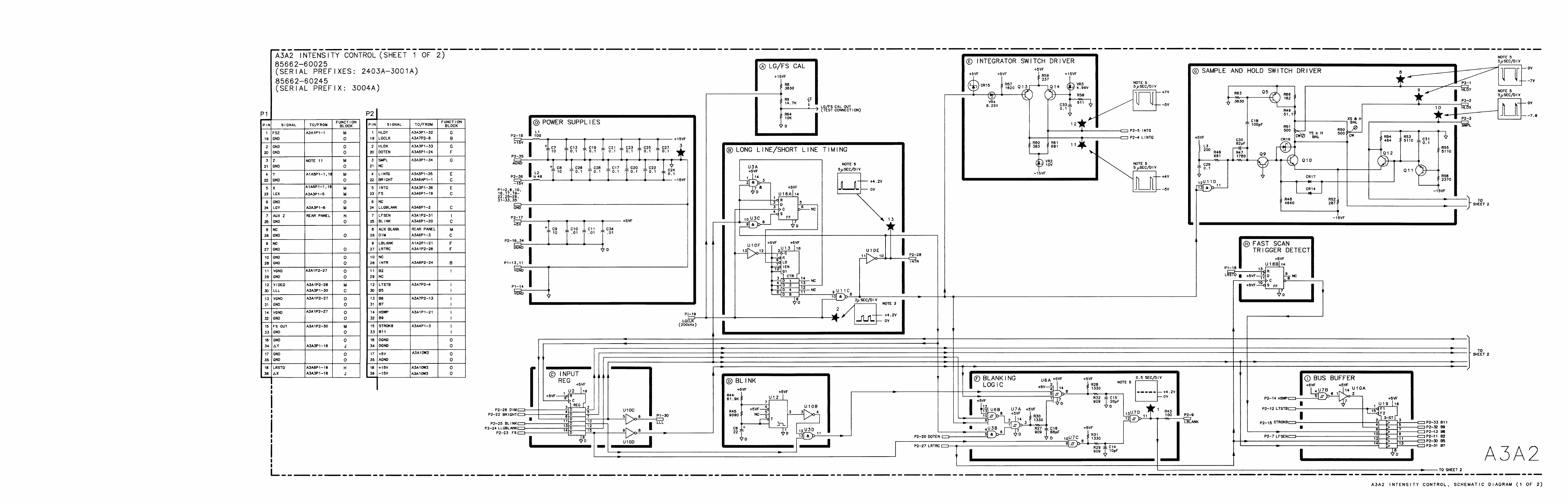
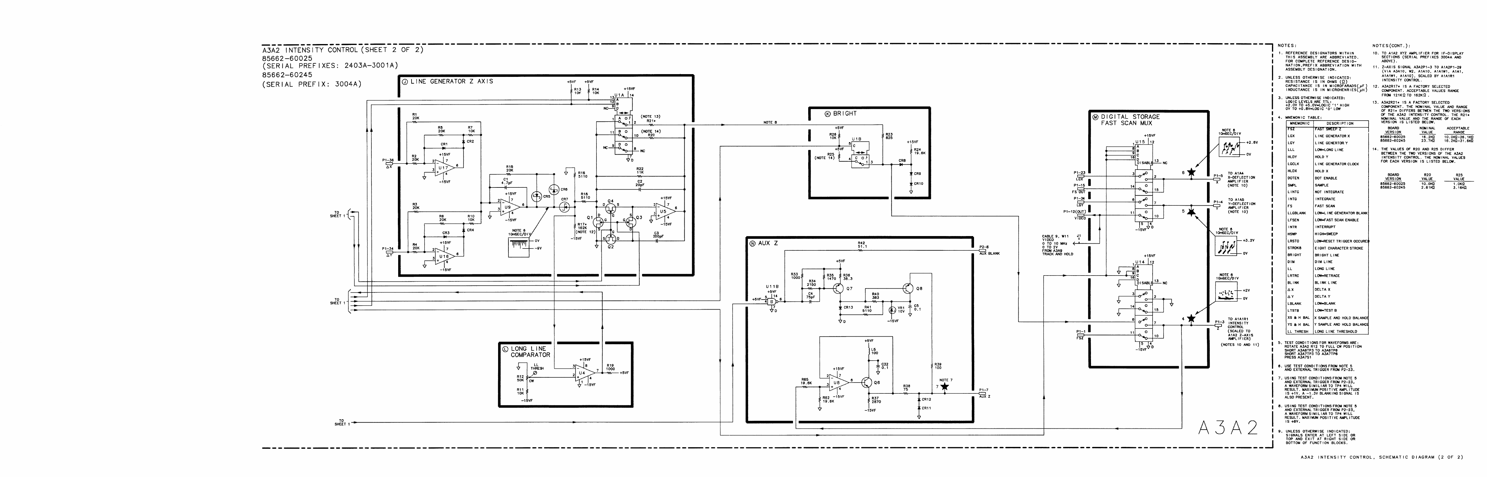
- A3A2
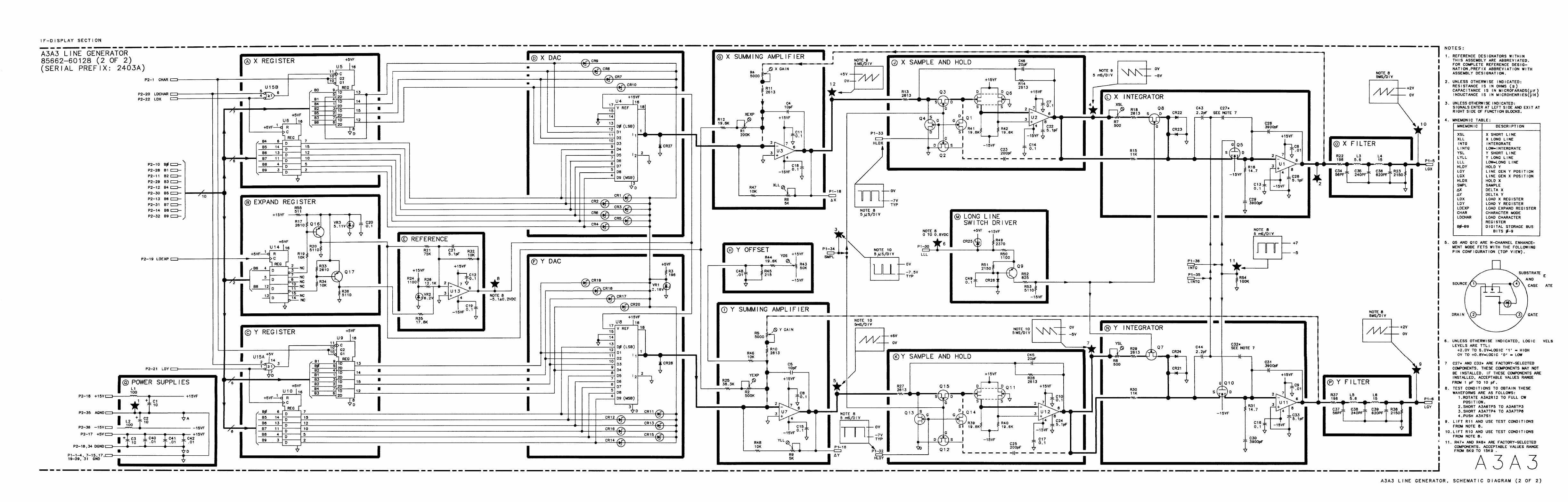
- A3A3
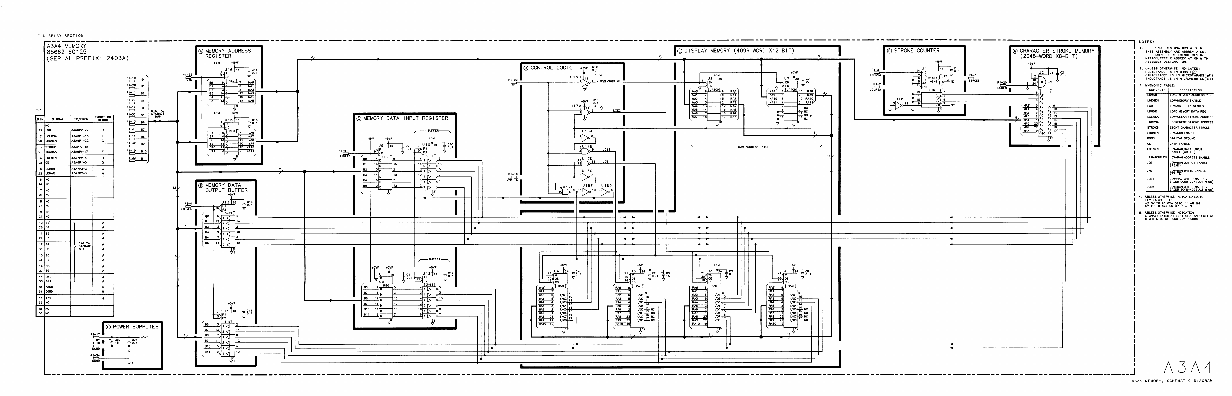
- A3A4
- A3A5
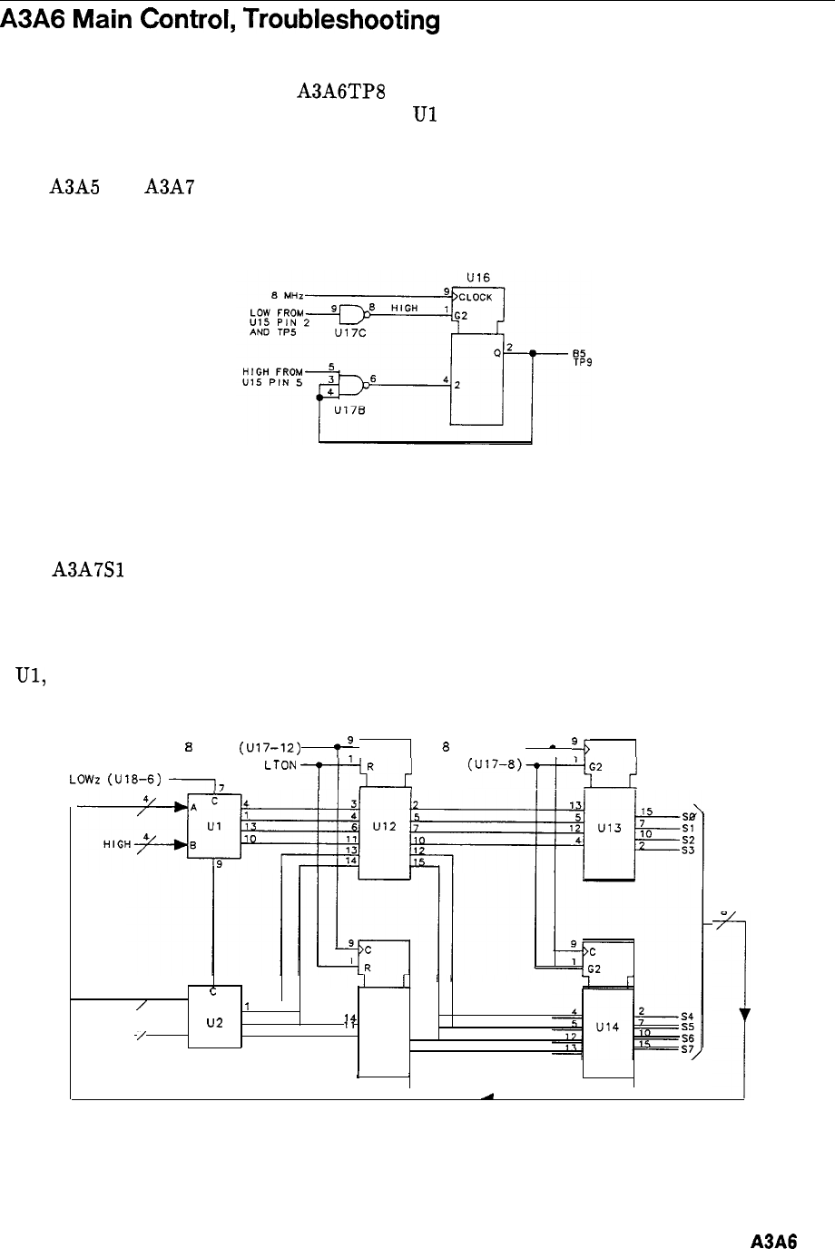
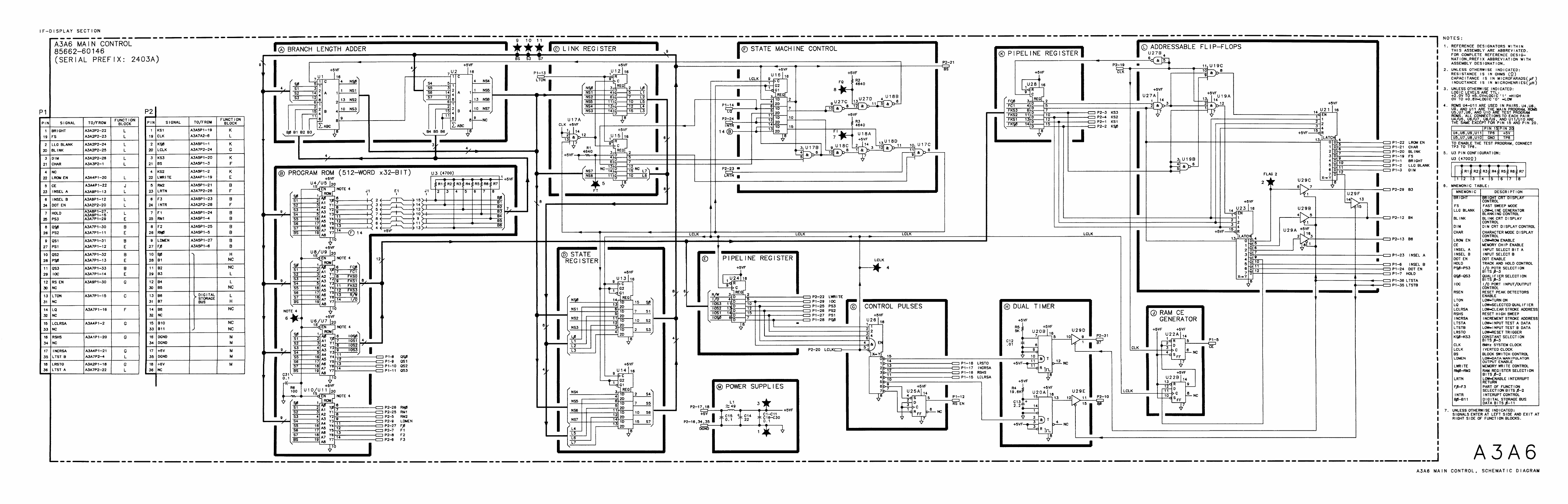
- A3A6
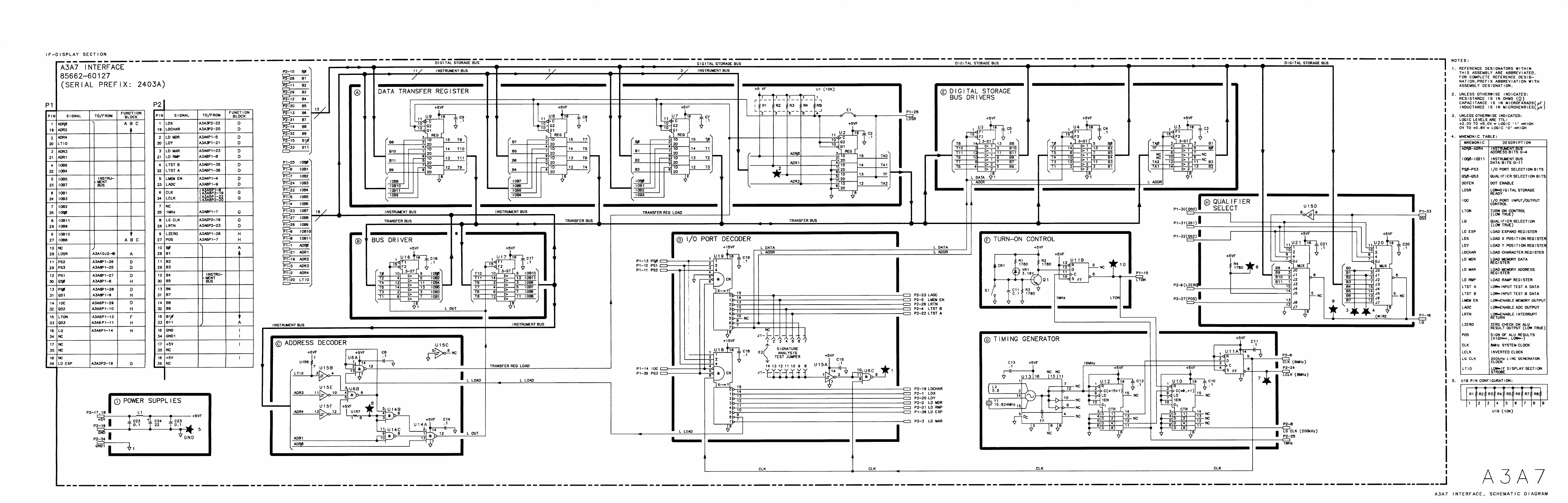
- A3A7
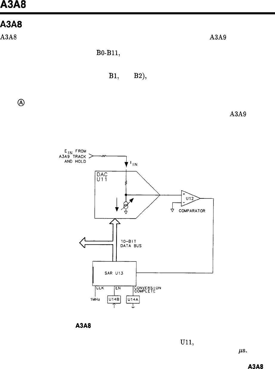
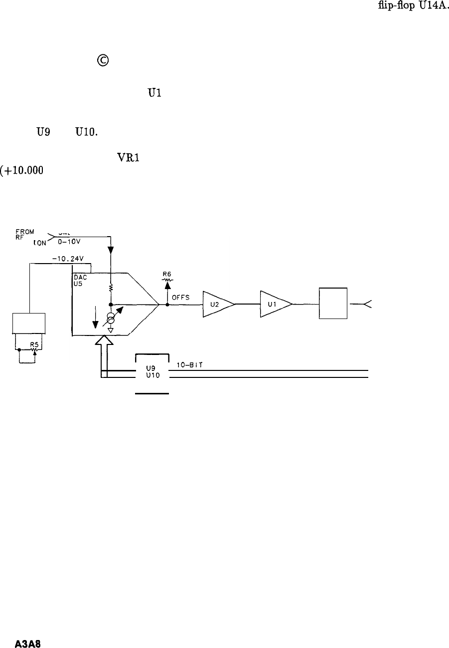
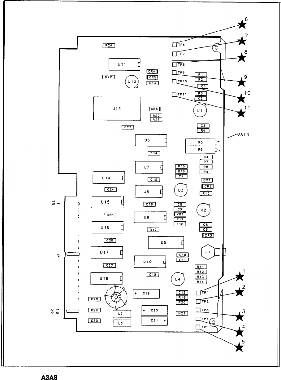
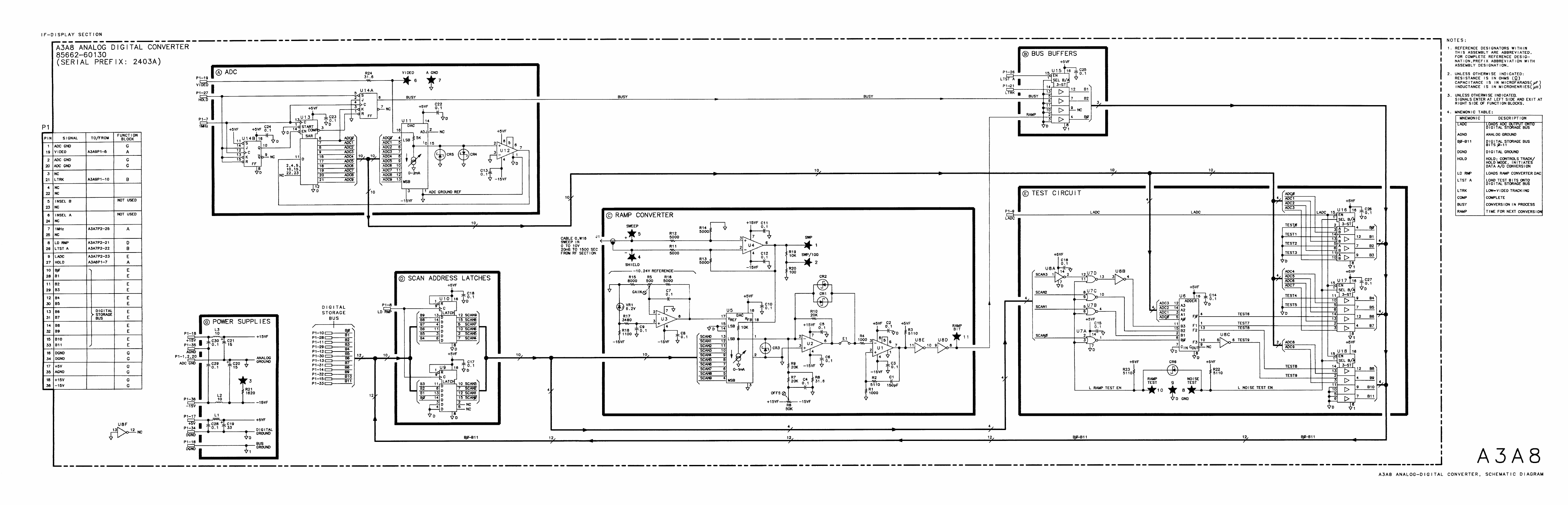
- A3A8
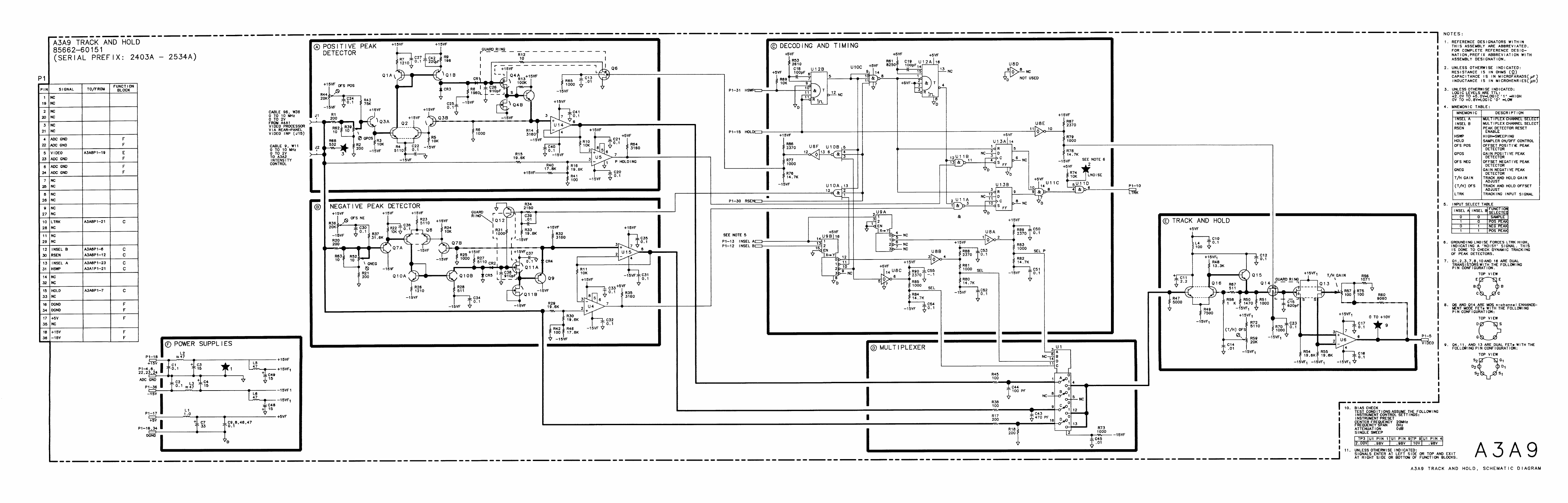
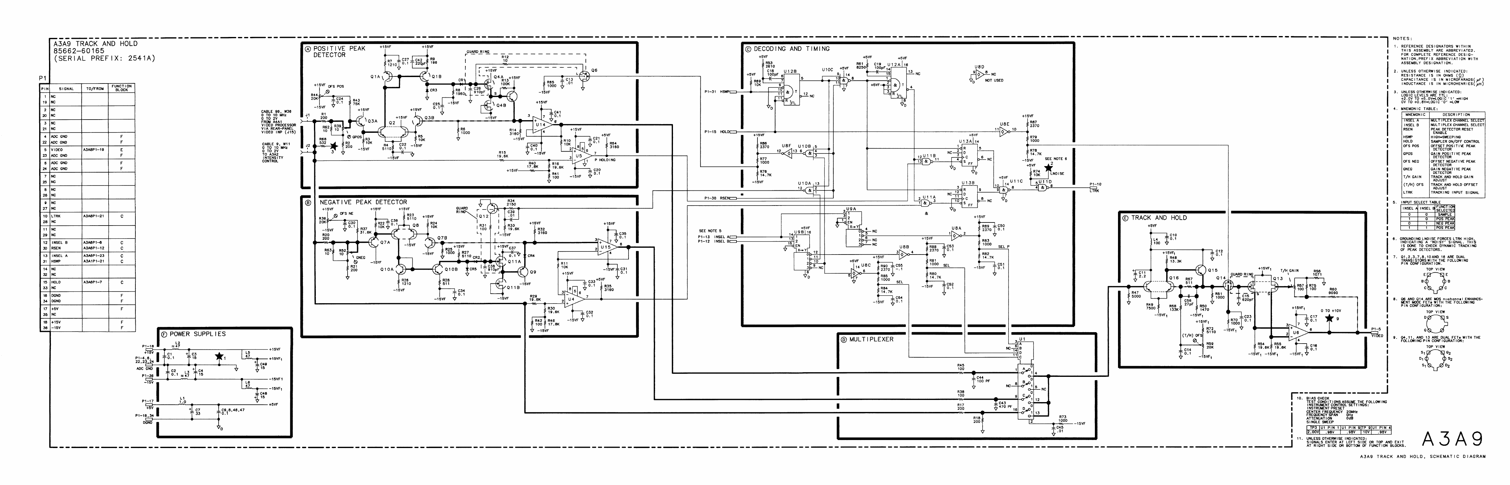
- A3A9
- A3A9 Track and Hold, Circuit Description
- A3A9 Track and Hold, Troubleshooting
- A3A9 Track and Hold, Block Diagram
- A3A9 Track and Hold Component Locations, 85662-60151
- A3A9 Track and Hold Component Locations, 85662-60165
- A3A9 Track and Hold, Schematic Diagram
- A3A9 Track and Hold, Schematic Diagram
- A3A10 Digital Storage Motherboard Component Locations, 85662-60015
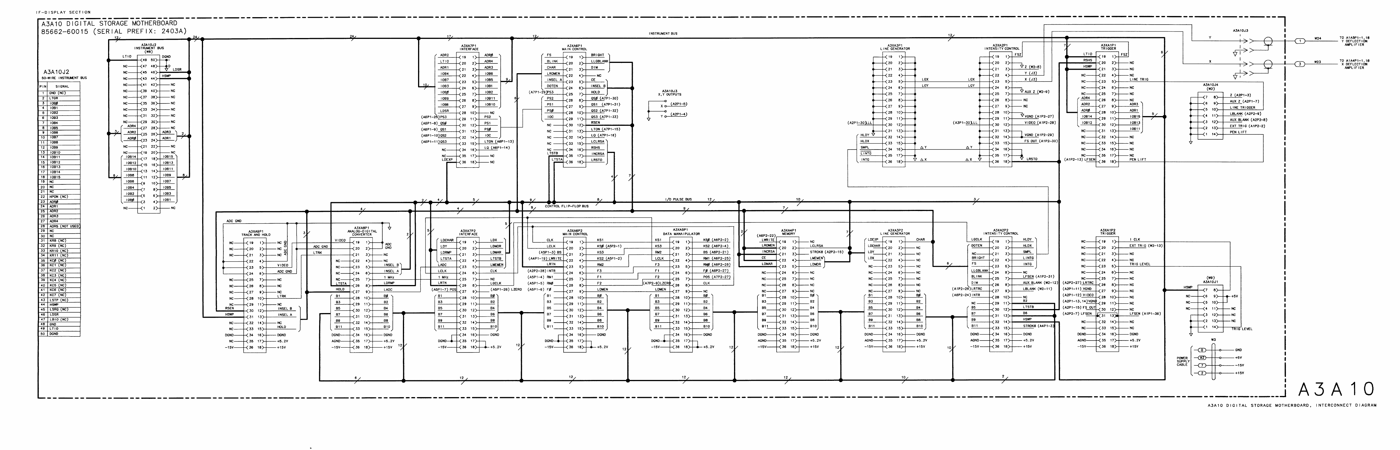
- A3A10 Digital Storage Motherboard
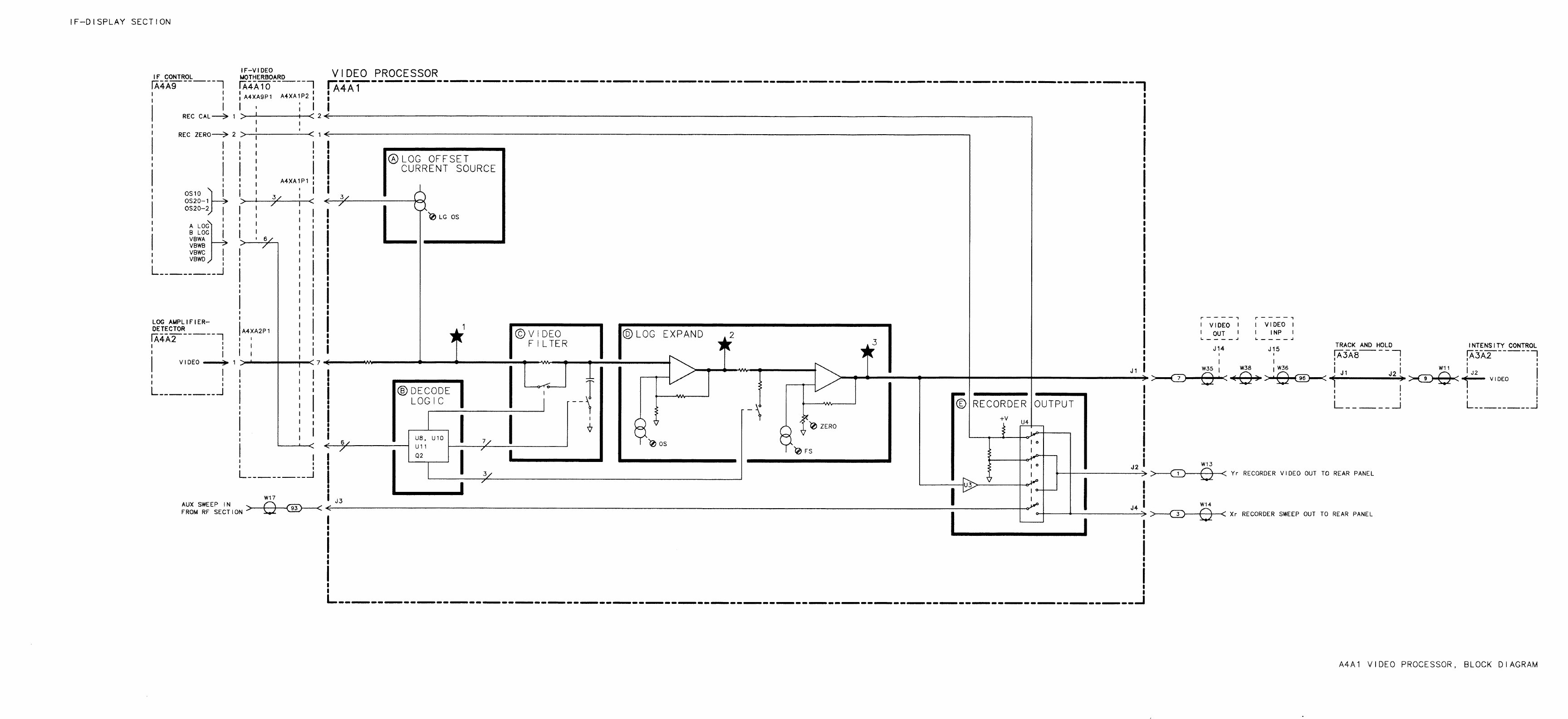
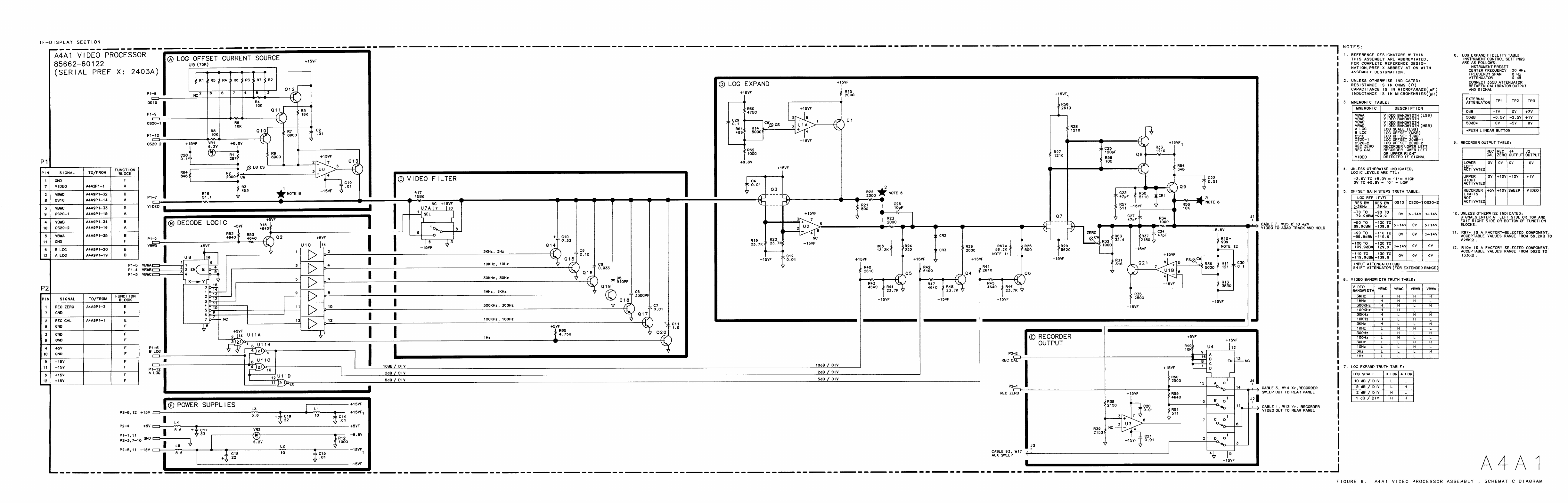
- A4A1
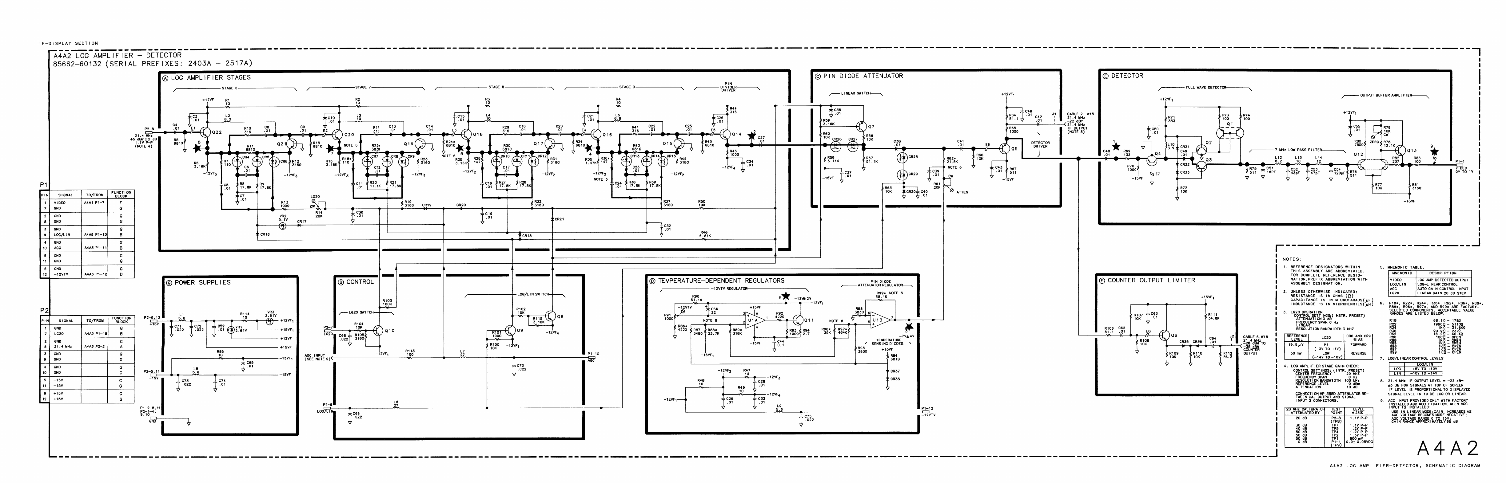
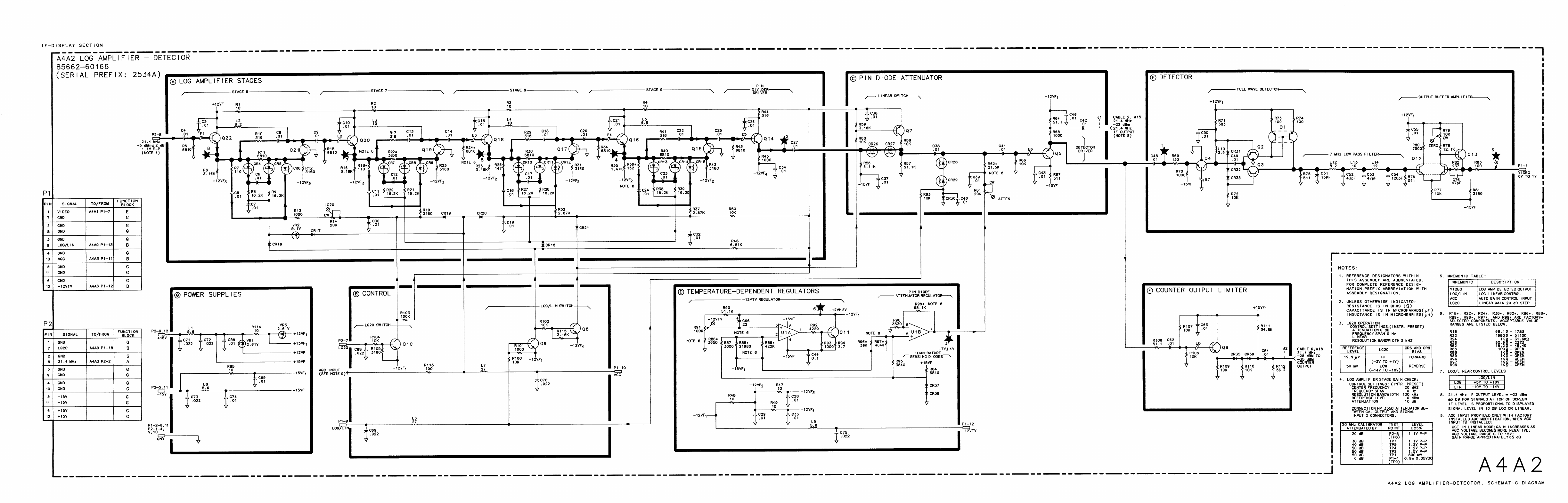
- A4A2
- A4A2 Log Amplifier-Detector, Circuit Description
- A4A2 Log Amplifier-Detector, Troubleshooting
- A4A2 LOG Amplifier-Detector,Block Diagram
- A4A2 Log Amplifier-Detector Component Locations, 85662-60132
- A4A2 Log Amplifier-Detector Component Locations, 85662-60166
- A4A2 Log Amplifier-Detector, Schematic Diagram
- A4A2 Log Amplifier-Detector, Schematic Diagram
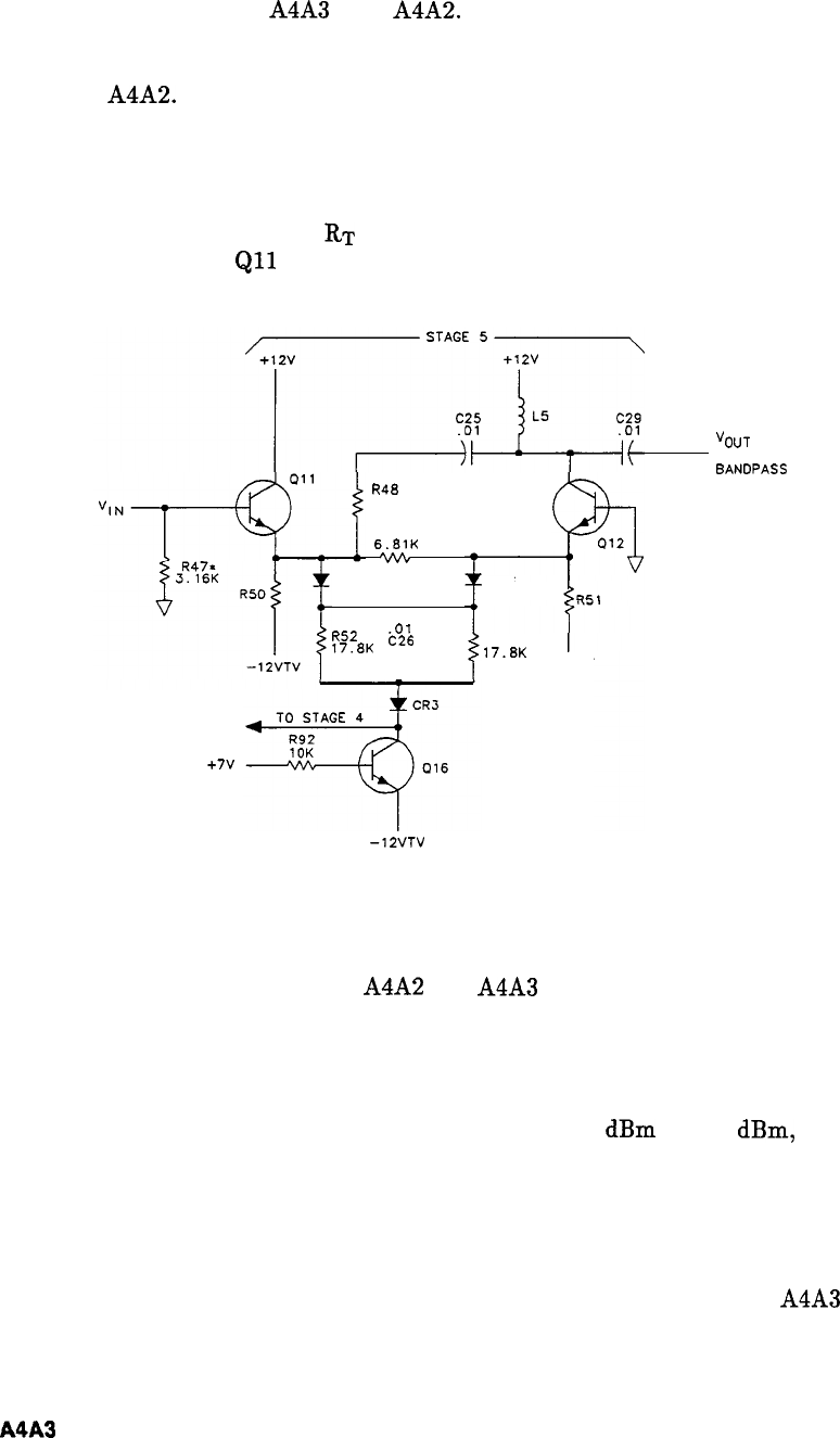
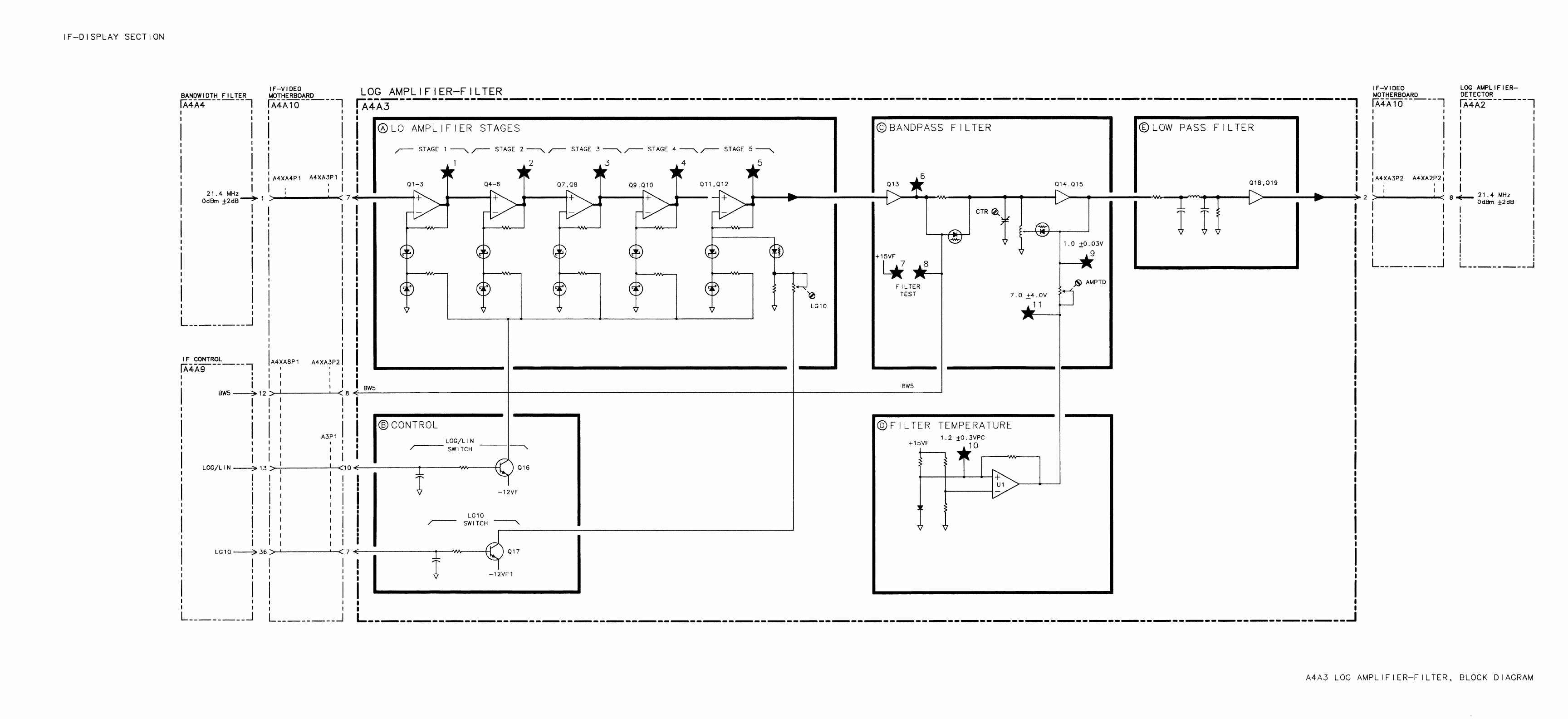
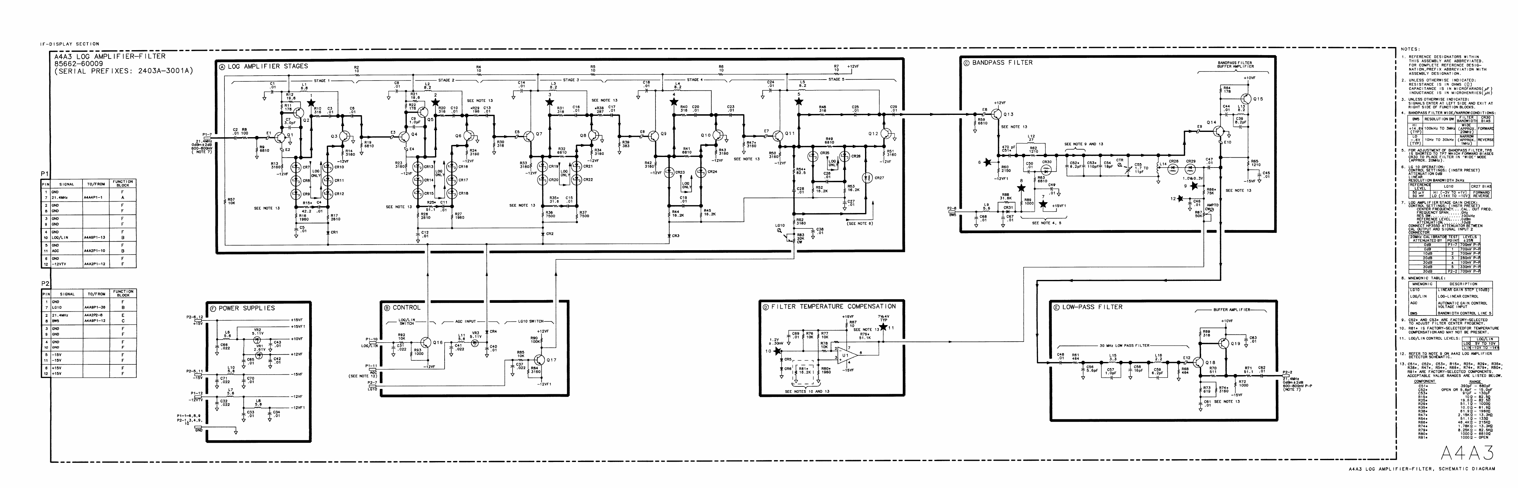
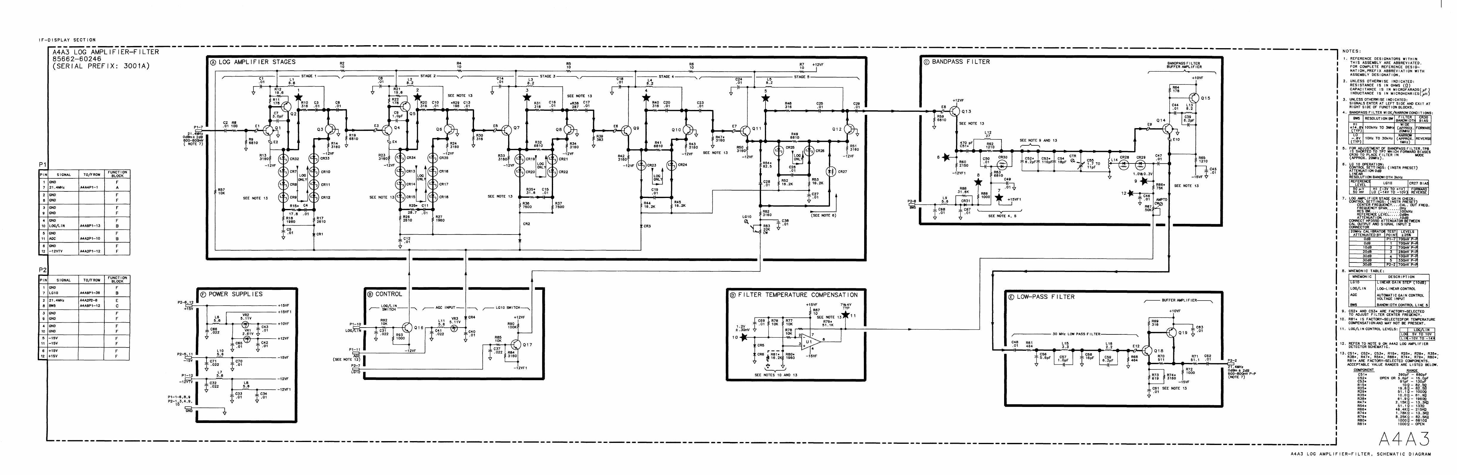
- A4A3
- A4A3 Log Amplifier-Filter, Circuit Description
- A4A3 Log Amplifier-Filter, Troubleshooting
- A4A3 Log Amplifier-Filter, Block Diagram
- A4A3 Log Amplifier-Filter Component Locations, 85662-60009
- A4A3 Log Amplifier-Filter Component Locations, 85662-60246
- A4A3 Log Amplifier-Filter, Schematic Diagram
- A4A3 Log Amplifier-Filter, Schematic Diagram
- A4A4
- A4A5
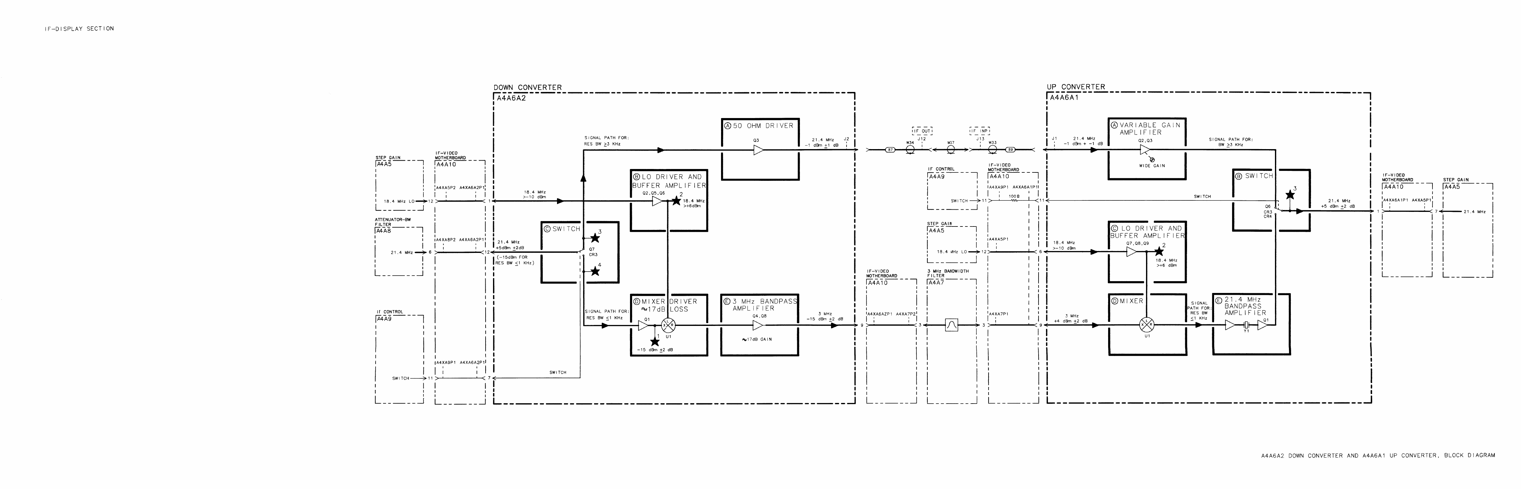
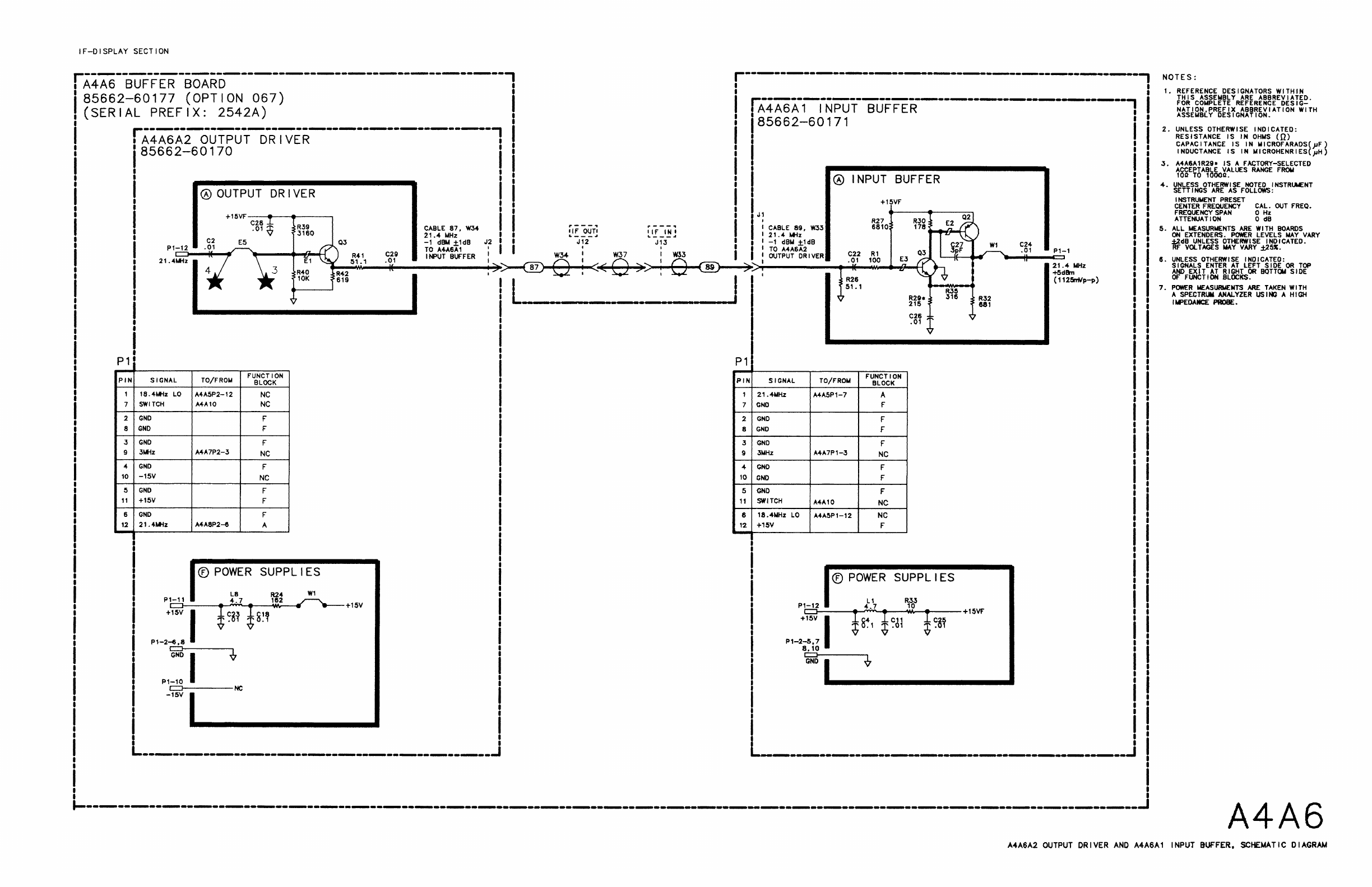
- A4A6
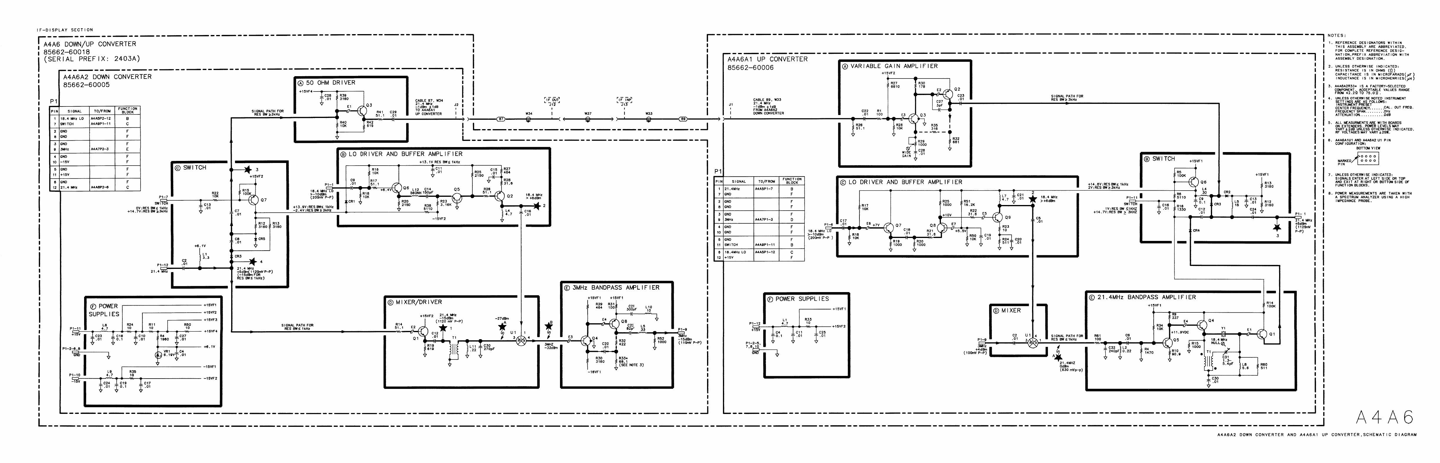
- A4A6A1 Up Converter, Circuit Description
- A4A6A2 Down Converter, Circuit Description
- A4A6 Down/Up Converter, Troubleshooting
- A4A6A2 Down Converter and A4A6A1 Up Converter, Block Diagram
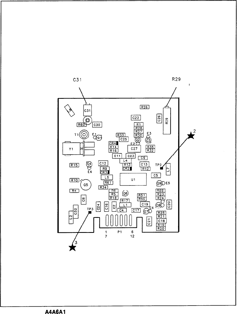
- A4A6 Up/Down Converter, Assembly and Component Locations, 85662-60018
- A4A6A2 Down Converter Component Locations, 85662-60005
- A4A6A1 Up Converter Component Locations, 85662-60006
- A4A6A2 Down Converter and A4A6A1 Up Converter, Schematic Diagram
- A4A7
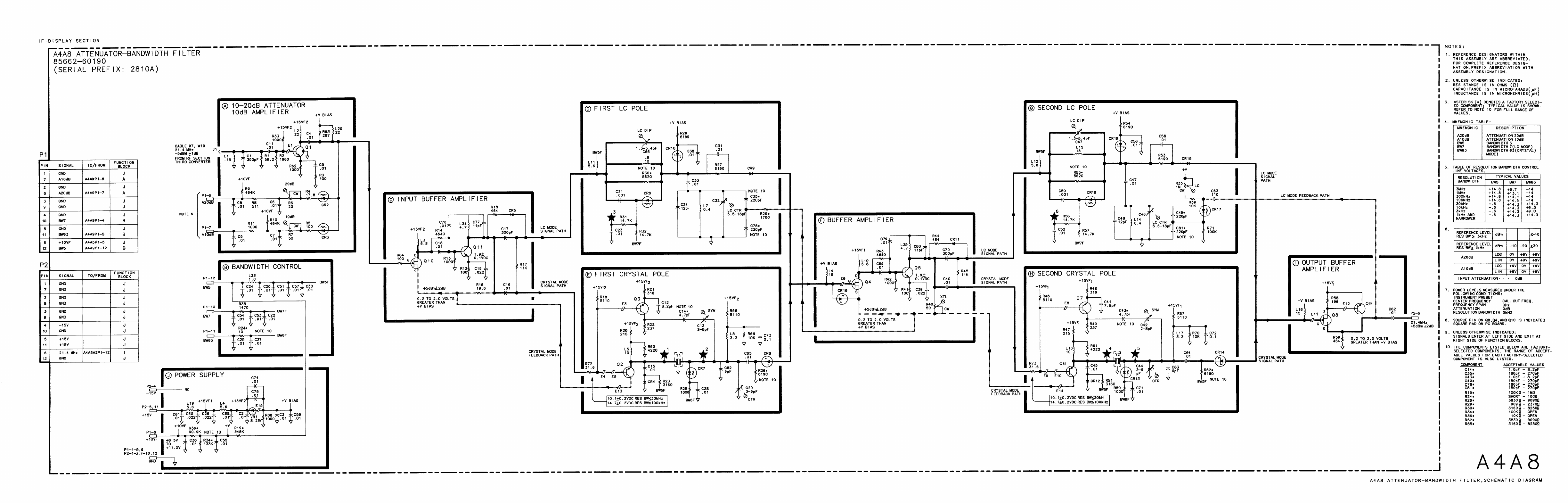
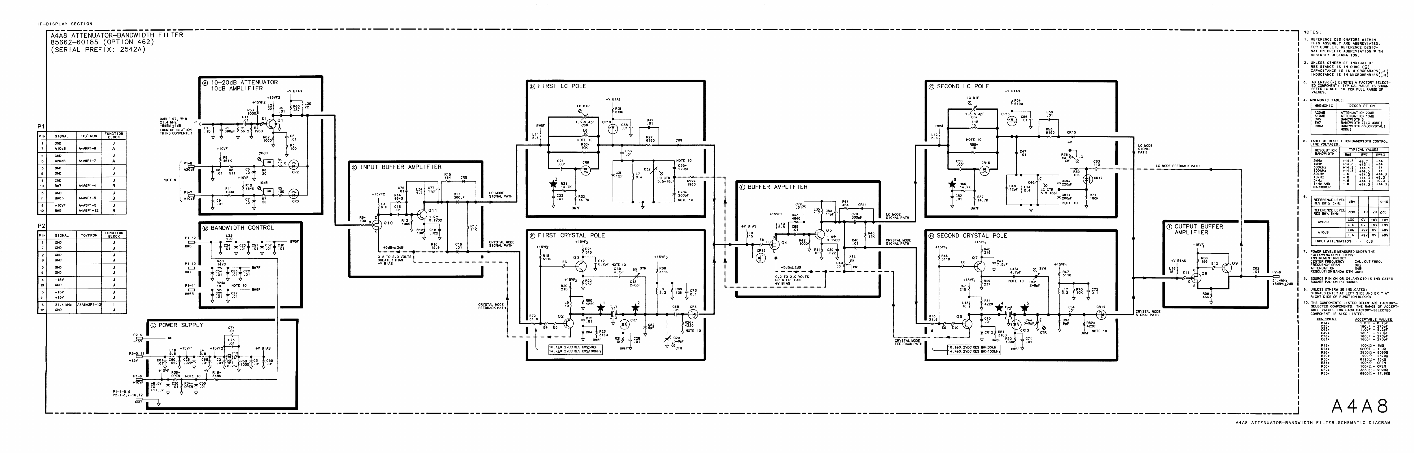
- A4A8
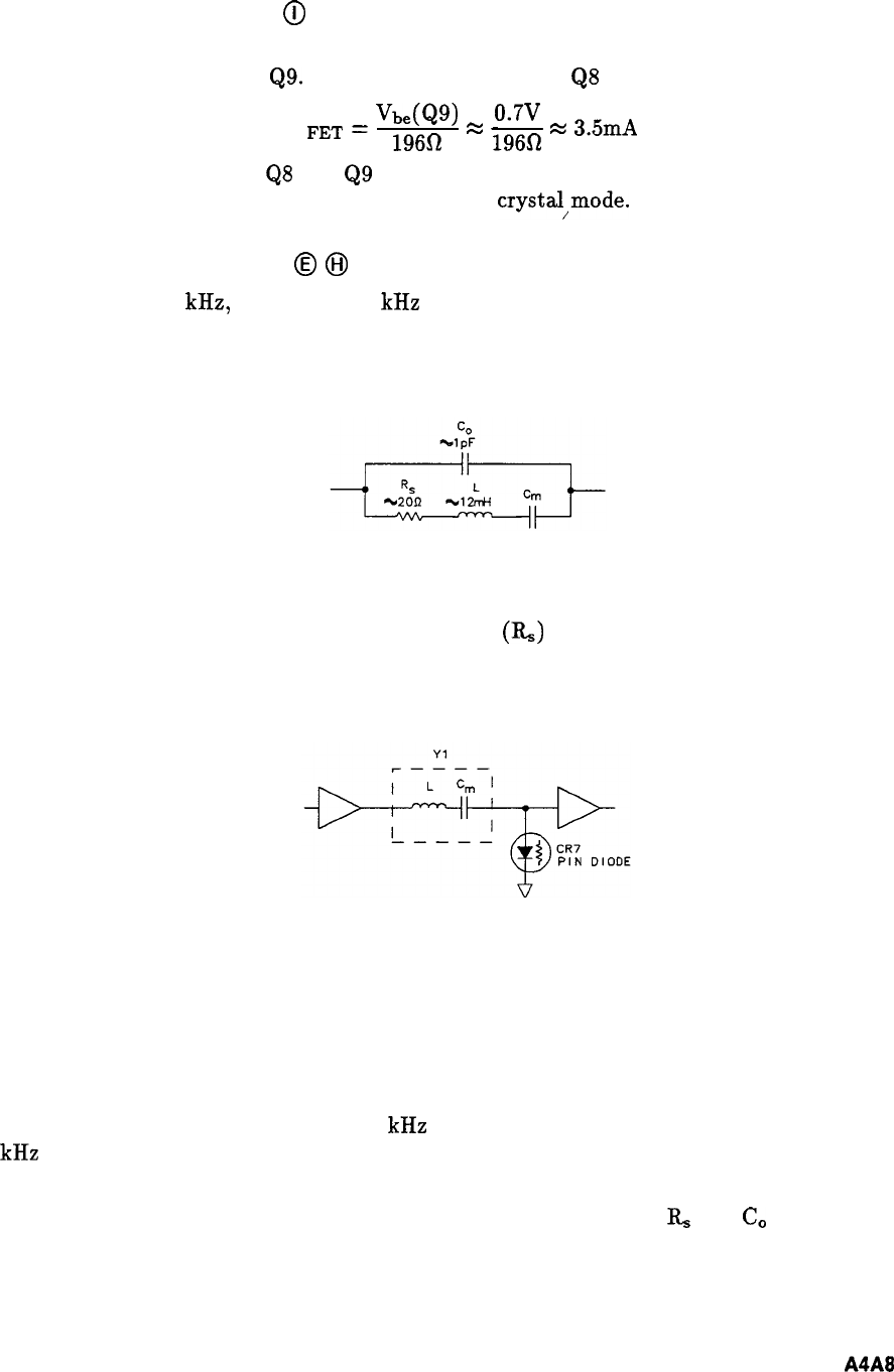
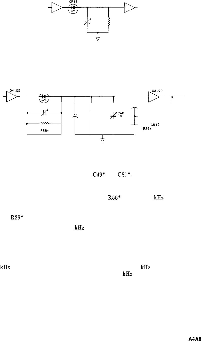
- A4A8 Attenuator-Bandwidth Filter, Circuit Description
- A4A8 Attenuator-Bandwidth Filter, Troubleshooting
- A4A8 Attenuator-Bandwidth Filter, Block Diagram
- A4A8 Attenuator-Bandwidth Filter Component Locations, 85662-60131
- A4A8 Attenuator-Bandwidth Filter Component Locations, 85662-60190
- A4A8 Attenuator-Bandwidth Filter, Schematic Diagram
- A4A8 Attenuator-Bandwidth Filter, Schematic Diagram
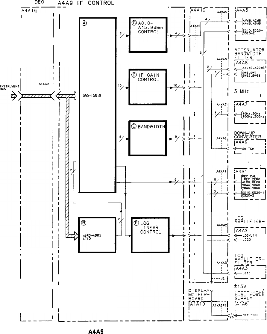
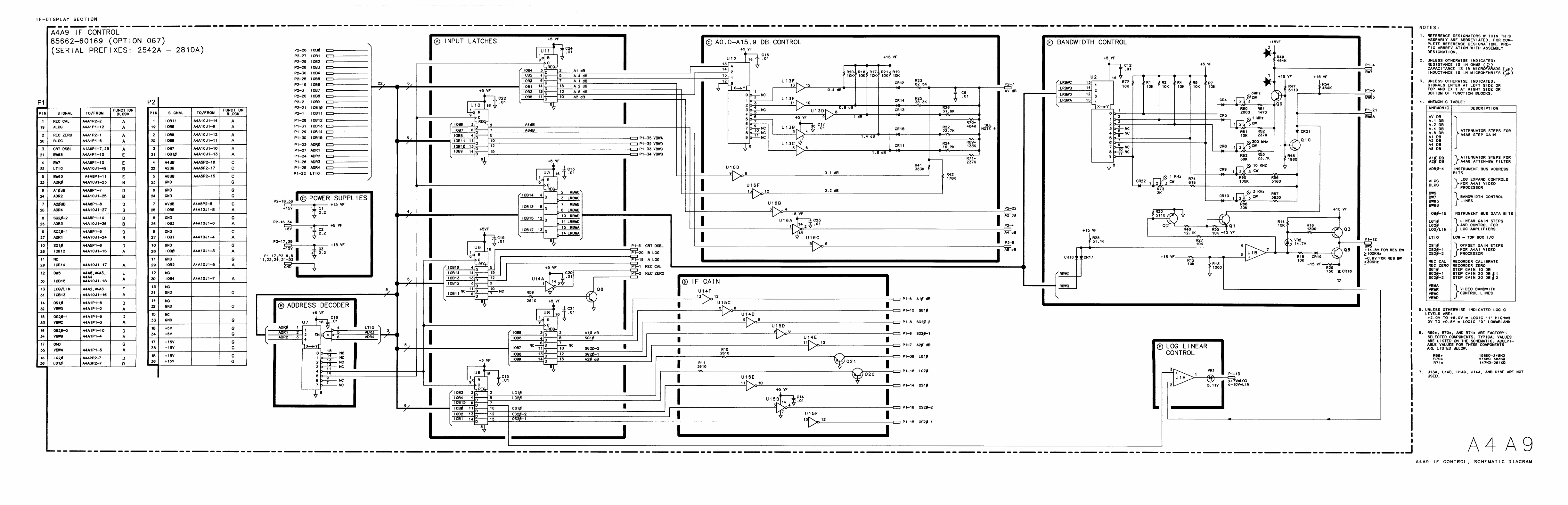
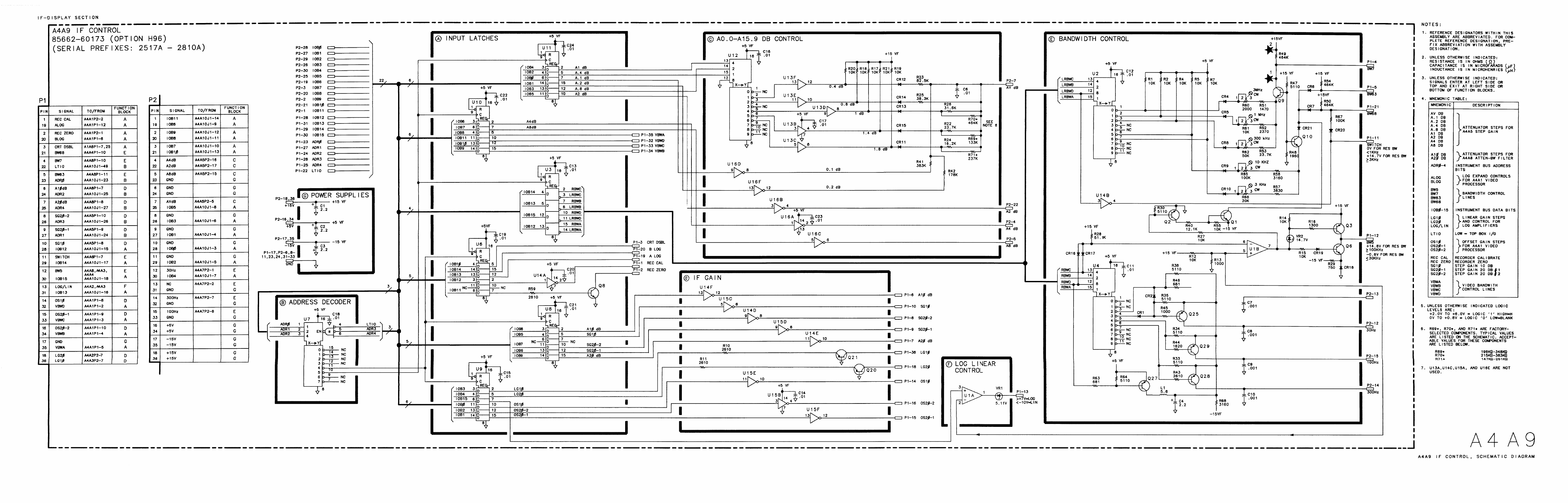
- A4A9
- A4A9 IF Control, Circuit Description
- A4A9 IF Control, Troubleshooting
- A4A9 IF Control, Block Diagram
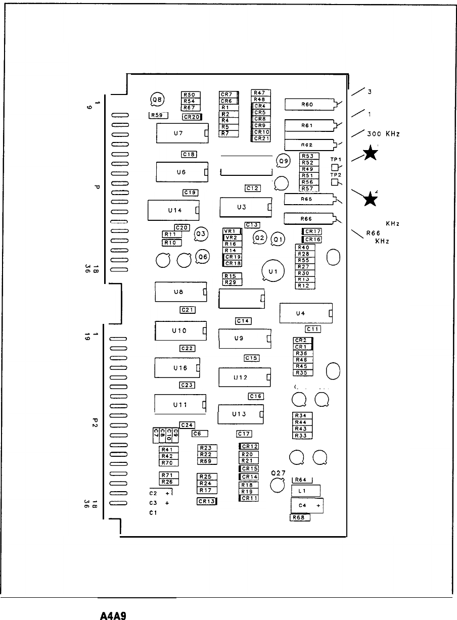
- A4A9 IF Control Component Locations, 85662-60147
- A4A9 IF Control Component Locations, 85662-60202
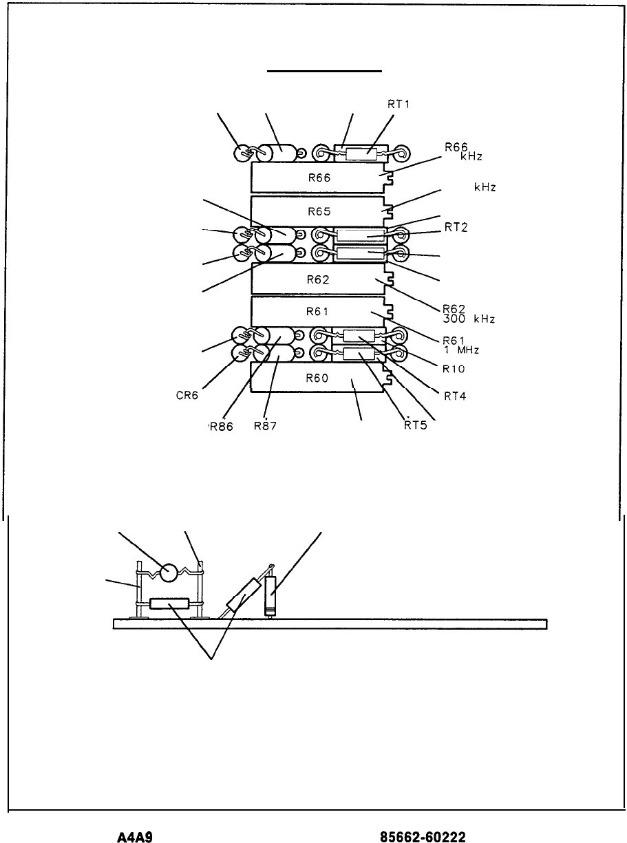
- A4A9 IF Control Component Locations, 85662-60222 (1of 2)
- A4A9 IF Control Component Locations, 85662-60222 (2 of 2)
- A4A9 IF Control, Schematic Diagram
- A4A9 IF Control, Schematic Diagram
- A4A9 IF Control, Schematic Diagram
- A4A10 IF-Video Motherboard Component Locations, 85662-60149
- A4A10 IF-Video Motherboard, Interconnect Diagram
- Options
- Option 067
- Option 067 Assemblies
- A4A5 Step Gain
- A4A5 Output Driver/Input Buffer
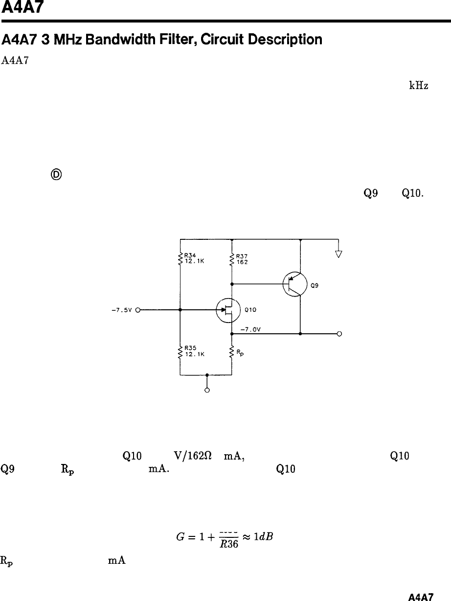
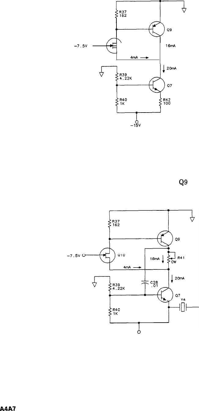
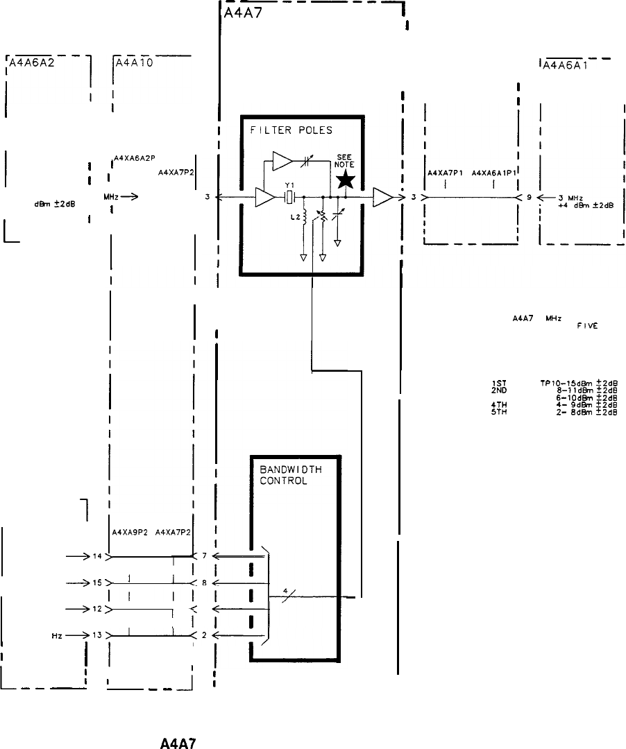
- A4A7 3 MHz Bandwidth Filter
- A4A9 IF Control
- A4A6A1 Input Buffer, Circuit Description
- A4A6A2 Output Driver, Circuit Description
- A4A5 Step Gain Component Locations, 85662-60172
- A4A5 Step Gain, Schematic Diagram
- A4A6A2 Output Driver and A4A6A1 Input Buffer, Block Diagram
- A4A6A2 Output Driver Component Locations, 85662-60170
- A4A6A1 Input Buffer Component Locations, 85662-60171
- A4A6A2 Output Driver and A4A6A1 Input Buffer, Schematic Diagram
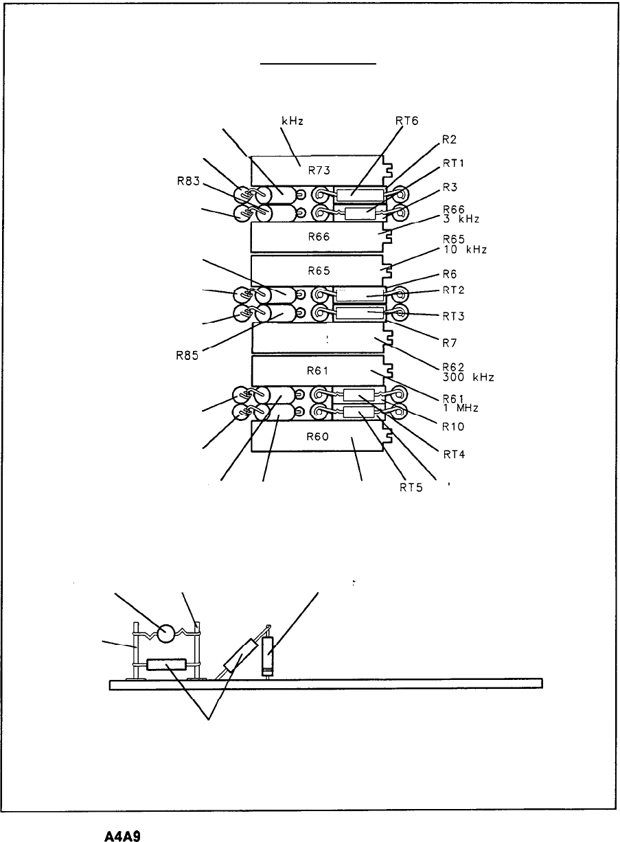
- A4A9 IF Control Component Locations, 85662-60169
- A4A9 IF Control Component Locations, 85662-60200
- A4A9 IF Control Component Locations, 85662-60224 (1of 2)
- A4A9 IF Control Component Locations, 85662-60224 (2 of 2)
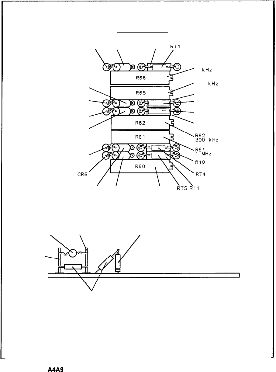
- A4A9 IF Control, Schematic Diagram
- Option 067 Assemblies
- Option H96
- Option 462
- Option 462 Assemblies
- A4A9 IF Control, Circuit Description
- A4A9 IF Control, Troubleshooting
- A4A4 Bandwidth Filter Component Locations, 85662-60184
- A4A4 Bandwidth Filter, Schematic Diagram
- A4A7 3 MHz Bandwidth Filter Component Locations, 85662-60186
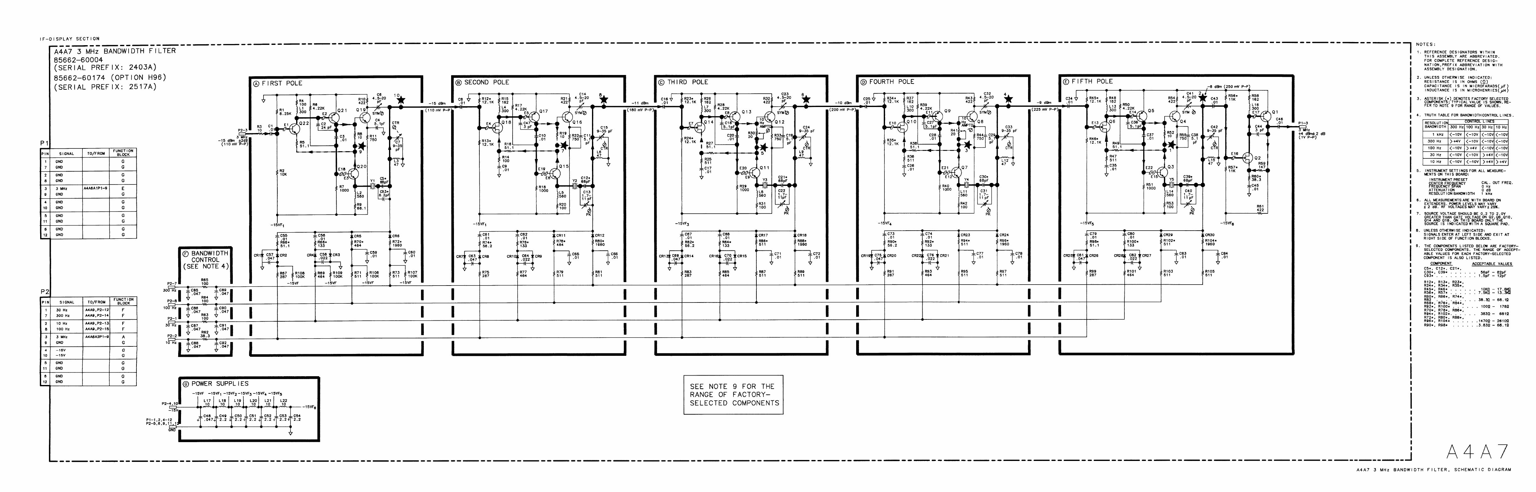
- A4A7 3 MHz Bandwidth Filter, Schematic Diagram
- A4A8 Attenuator-Bandwidth Filter Component Locations, 85662-60185
- A4A8 Attenuator-Bandwidth Filter, Schematic Diagram
- A4A9 IF Control Component Locations, 85662-60187
- A4A9 IF Control Component Locations, 85662-60211
- A4A9 IF Control Component Locations, 85662-60223 (1 of 2)
- A4A9 IF Control Component Locations, 85662-60223 (2 of 2)
- A4A9 IF Control, Schematic Diagram
- A4A9 IF Control, Schematic Diagram
- A4A9 IF Control, Schematic Diagram
- General Parts Listing
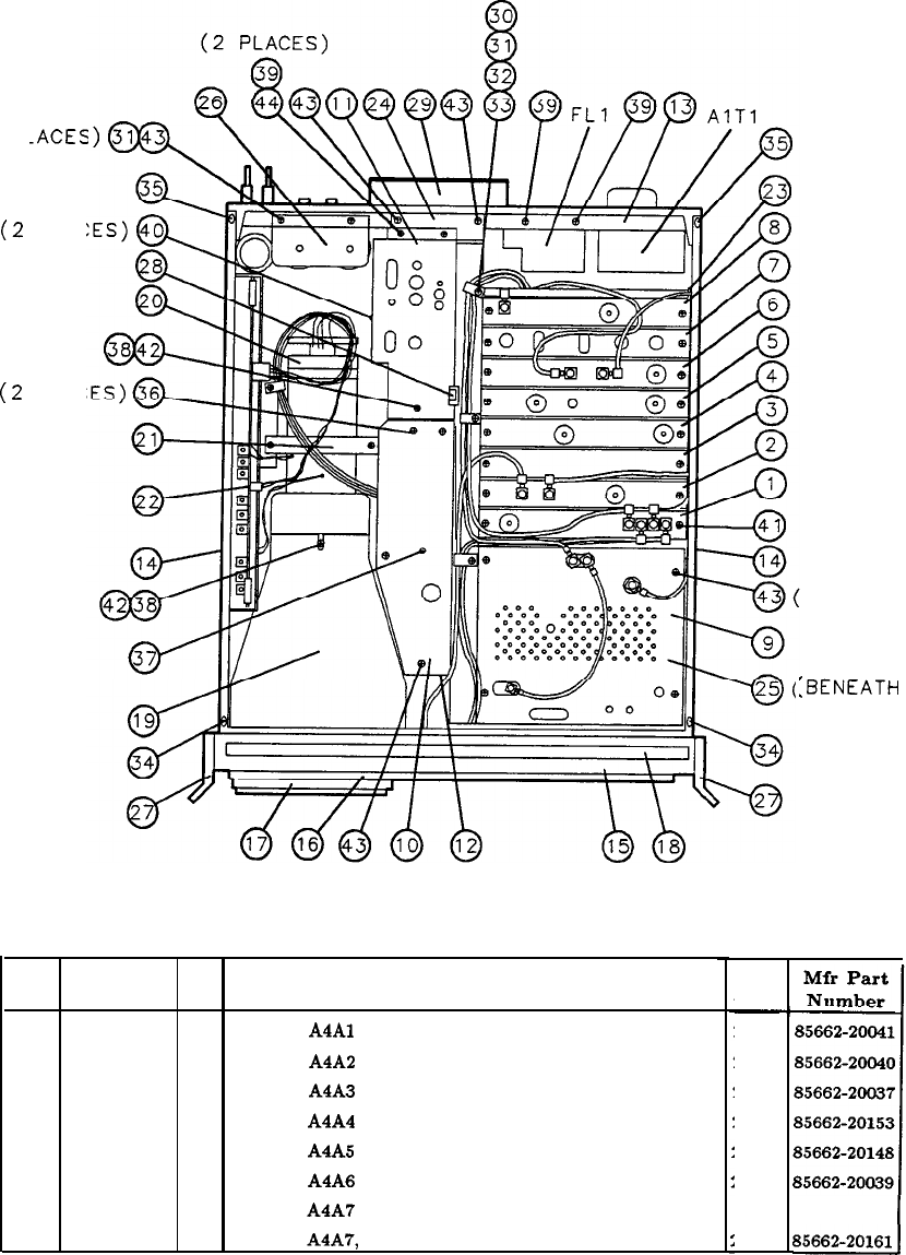
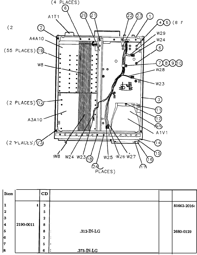
- Major Assembly and Component Locations

Troubleshooting
and
Repair
Manual
HP
85662A
Spectrum
Analyzer
IF-Display
Section
HEWLETT
PACKARD
HP Part No. 85662-90085
Microfiche Part No. 85662-90086
Printed in USA December 1990
@Copyright Hewlett-Packard Company 1990
All Rights Reserved. Reproduction, adaptation, or translation without prior written
permission is prohibited, except as allowed under the copyright laws.
1212 Valley House Drive, Rohnert Park, CA 94928-4999, USA

Certification
Hewlett-Packard Company certifies that this product met its published specifications at the
time of shipment from the factory. Hewlett-Packard further certifies that its calibration
measurements are traceable to the United States National Institute of Standards and
Technology, to the extent allowed by the Institute’s calibration facility, and to the calibration
facilities of other International Standards Organization members.
Warranty
This Hewlett-Packard instrument product is warranted against defects in material and
workmanship for a period of one year from date of shipment. During the warranty period,
Hewlett-Packard Company will, at its option, either repair or replace products which prove to
be defective.
For warranty service or repair, this product must be returned to a service facility designated
by HP. Buyer shall prepay shipping charges to HP and HP shall pay shipping charges to
return the product to Buyer. However, Buyer shall pay all shipping charges, duties, and taxes
for products returned to HP from another country.
HP warrants that its software and firmware designated by HP for use with an instrument
will execute its programming instructions when properly installed on that instrument. HP
does not warrant that the operation of the instrument, or software, or firmware will be
uninterrupted or error-free.
Limitation of Warranty
The foregoing warranty shall not apply to defects resulting from improper or inadequate
maintenance by Buyer, Buyer-supplied software or interfacing, unauthorized modification or
misuse, operation outside of the environmental specifications for the product, or improper
site preparation or maintenance.
NO OTHER WARRANTY IS EXPRESSED OR IMPLIED. HP SPECIFICALLY
DISCLAIMS THE IMPLIED WARRANTIES OF MERCHANTABILITY AND FITNESS
FOR A PARTICULAR PURPOSE.
Exclusive Remedies
THE REMEDIES PROVIDED HEREIN ARE BUYER’S SOLE AND EXCLUSIVE
REMEDIES. HP SHALL NOT BE LIABLE FOR ANY DIRECT, INDIRECT, SPECIAL,
INCIDENTAL, OR CONSEQUENTIAL DAMAGES, WHETHER BASED ON
CONTRACT, TORT, OR ANY OTHER LEGAL THEORY.
Assistance
Product maintenance agreements and other customer assistance agreements are available for
Hewlett-Packard products.
For any assistance, contact your nearest Hewlett-Packard
Sales and Service
Ofice.
.
.
.
III

Safety Symbols
The following safety symbols are used throughout this manual. Familiarize yourself with each
of the symbols and its meaning before operating this instrument.
Caution
I)
The
caution
sign denotes a hazard. It calls attention to a procedure which,
if not correctly performed or adhered to, could result in damage to or
destruction of the instrument. Do not proceed beyond a
caution
sign until the
indicated conditions are fully understood and met.
Warning
The
warning
sign denotes a hazard. It calls attention to a procedure which,
if not correctly performed or adhered to, could result in injury or loss of life.
Do not proceed beyond a
warning
sign until the indicated conditions are fully
understood and met.
General Safety Considerations
Warning
9
Before this instrument is switched on,
make sure it has been properly grounded
through the protective conductor of the ac power cable to a socket outlet
provided with protective earth contact.
Any interruption of the protective (grounding) conductor, inside or outside
the instrument, or disconnection of the protective earth terminal can result in
personal injury.
Warning
There are many points in the instrument which can, if contacted, cause personal
9
injury. Be extremely careful.
Any adjustments or service procedures that require operation of the instrument
with
protective covers removed should be performed only by trained service
personnel.
Caution
Before this instrument is switched on,
make sure its primary power circuitry
has been adapted to the voltage of the ac power source.
Failure to set the ac power input to the correct voltage could cause damage to
the instrument when the ac power cable is plugged in.

Contents
IF-Display Section
General Information
IF Overall Block
Diagram
Al Display Section
A3 Digital Storage
Troubleshooting
A4 IF Section
Troubleshooting
Options
General Parts Listing
Major Assembly and
Component Locations
General information on the contents of the manual, including storage,
shipment, and packaging.
Mnemonic Table, Instrument Bus Pin Connection Table, and Overall
IF Block Diagram.
Al Display Section Troubleshooting information, Block Diagram, and
AlAl
through
AlAlO
service sheets.
A3 Digital Storage Troubleshooting information, Block Diagram, and
A3Al
through A3AlO service sheets.
A4 Section Block Diagram, and
A4Al
through A4AlO service sheets.
Information and service sheets that explain the difference between an
IF-Display Section with an option and a standard IF-Display Section.
Replaceable parts information and parts identification figures.
Major assembly and component locations.
Contents 1

IF-Display
Section
General
Information
IF-Display Section Service
Introduction
This Troubleshooting and Repair Manual contains information for the troubleshooting and
repair of the IF-Display Section of the instrument. This information is combined in service
sheets and indexed with tabs for quick reference.
Instruments Covered by This Manual
n
HP 85662A IF-Display Sections, serial number prefixes 2403A and above.
n
Option 067 (1
kHz
to 3 MHz Resolution Bandwidths for the HP 8567A Spectrum Analyzer),
w
Option 400 (400 Hz operation)
n
Option 462 (Impulse Bandwidths)
n
Option H96 (30 Hz-l MHz Resolution Bandwidths)
HP 85662A IF-Display Sections with serial number prefixes below 24038 are covered in both
Volume 3 of the HP 8566A Operating and Service Manual (HP part number 08566-90006) and
Volume 3 of the HP 85688 Operating and Service Manual (HP part number 08568-90012).
How the HP 85662A Is Used
n
HP 85662A IF-Display Section is used with:
q
HP 85660B RF Section as the HP 8566B Spectrum Analyzer
q
HP 85680B RF Section as the HP 8568B Spectrum Analyzer.
w
Option 462 is used with:
q
HP 85660B RF Section as the HP 8566B Option 462 Spectrum Analyzer
q
HP 85680B RF Section as the HP 8568B Option 462 Spectrum Analyzer
n
Option 067 is used with:
q
HP 856708 RF Section as the HP 85678 Spectrum Analyzer
n
Option H96 is used with:
•I HP 85680B Option H96 as the HP 8568B Option E96 Spectrum Analyzer
o HP 85680B Option H44 as the HP 8568B Option E44 Spectrum Analyzer.
IF-Display Section General Information 1

Service Sheets
The service sheets in this manual are organized in alpha-numeric order and are indexed with
tabs to make it easy to locate a specific service sheet. Each of the service sheets contain the
following information:
n
Circuit Description (where practical)
n
Troubleshooting Hints (where practical)
n
Replaceable Parts Lists
n
Block Diagram (where practical)
n
Component Location Illustrations
n
Schematic Diagrams
Repair Procedures
Repair procedures are included for use in removing and replacing assemblies for repair. They
are located in the following sections:
n
Front-Panel LED Replacement
Tab:
AlAl
Keyboard
u
Front Panel Removal and Repair
Tab:
AlAl
Keyboard
n
CRT Replacement
Tab:
AlA
High Voltage Regulator
n
IF-Display Section Internal Fuse Replacement
Tab:
AlA
f15
V Regulator and High Voltage
Major Assembly and Component Locations
Major assembly and component location illustrations for the IF-Section are located at the rear
of this manual.
Troubleshooting
Troubleshooting information for the IF-Section is divided into two levels as follows:
n
Section Level
IF Overall Block Diagrarn
Al Display Section Block Diagram
A3 Digital Storage Troubleshooting
A4 IF-Section Troubleshooting
n
Assembly Level
Most assemblies have troubleshooting hints immediately following their circuit
descriptions. Troubleshooting information is also located on assembly-level block
diagrams, notes, and schematics.
2 If-Display Section General Information

All assemblies are indexed by tab except for the ones listed in Table 1 at the end of this
section. Table 1 lists the index tabs where these assemblies can be found.
Assembly Locations
I
Assembly
1
Tab Location
I
AlA
Rectifier, Block Diagram
General Parts Listing, Table 6
AlVl
AlAll
A2
AlA
High Voltage Regulator, Block Diagram
General Parts Listing, Table 6
AlA
High Voltage Regulator, Block Diagram
General Parts Listing, Table 4
Not Assigned
Storage and Shipment
Environment
The instrument may be stored or shipped in environments within the following limits:
Temperature
...................................................
Humidity
..-40’Ct
o
+75OC
...............................................
..5%t
to
90% at
0”to
40°C
Altitude
.........................................
.Up
to 15,240 meters (50,000 feet)
The instrument should be protected from temperature extremes which might cause
condensation within the instrument.
Original Packaging
It is recommended that the original factory packaging materials be retained for use when
shipping the instrument. If original packaging material cannot be retained, packaging
materials identical to those used in factory packaging are available through Hewlett-Packard
offices. Part numbers and descriptions of the packaging materials are listed in Figure 1.
The combined weight of the two instrument sections is approximately 50 kg (112 lbs).
Because of the weight involved, do not package the instrument sections fastened together as
one unit. The instrument sections must be separated and packaged in separate containers.
The quantity of packaging materials in Figure 1 is for only one instrument section.
If the instrument is being returned to Hewlett-Packard for servicing, attach a tag to each
carton indicating the type of service required, return address, model number, and full serial
number. For your convenience, a supply of tags is included at the end of this section. Also,
mark each container FRAGILE to assure careful handling. In any correspondence, refer to the
instrument by model number and full serial number.
Other Packaging
If it is necessary to use packaging materials other than the type used in original factory
packaging, the following general instructions should be followed.
IF-Display Section General Information 3

1. Separate the two instrument sections and wrap each in heavy paper or plastic.
2. Place the instrument sections in separate containers with 8 to 10 cm (3 to 4 inches) of
shock-absorbing material around all sides to provide firm cushioning and prevent movement
inside the container. Protect front panels with cardboard. Double-wall corrugated cartons
of 125 kg (275 lb) bursting strength are sufficient for shipping containers.
3. Seal each container securely and, if shipping to a Hewlett-Packard office or service center,
attach a tag to each container indicating the type of service required, return address, model
number, and full serial number. For your convenience, a supply of tags is included at the
end of this section.
4. Mark each container FRAGILE to assure careful handling.
I
TEM
QTY
0
1
1
0
2
2
0
3
1
HP
PART
NO.
921
l-4487
5180-2319
5
180-2320
DESCRIPTION
OUTER BOX
INNER FOAM PAD
INNER BOX
Figure 1. Packaging for Shipment Using Factory Packaging Materials
4 IF-Display Section General Information

IF
Overall
Block
Diagram
Table 1. A3 Digital Storage Mnemonic
Table
Mnemonic Description Mnemonic Description
184MHZ
LO 18.4
MHz
Local
Oscillator
Signal
LDRMP
Load
Ramp
Register
[MHZ
1
MHz
ADC
Clock
LDSR
LOW
=
Digital
Storage
Ready
21.4MHZ
21.4
MHz
IF
Signal
LDX
Load
X
Position
Register
3
MHZ 3
MHz
IF
Signal
LDY
Load
Y
Position
Register
A
LOG
Log
Expand
Control
LFSEN
LOW
=
Fast
Sweep
Enable
A0
-
All
Accumulator
Bus
Bits
0
through
11
LG
10 Linear
Gain
Controls
AlOdB Attenuation
Controls
LG20
A20dB LGCLK
200
kHz
Line
Generator
Clock
A2dB
LGX
Line
Generator
Horizontal
Signal
A4dB
LGY
Line
Generator
Vertical
Signal
AMB
LINCRSA
Increment
Stroke
Address
ADRO Instrument
Bus
Address
Bits
0
through
3
LINTG
LOW
=
Integrator
Control
ADR3 LL Long
Line
AUX
BLANK
Auxiliary
Blanking
Output
LLGBLANK
LOW
=
Line
Generator
Blanking
Control
4ux
z
Auxiliary
Z
Axis
Output LLL
LOW
=
Long
Line
4VdB Attenuation
Control
LMEMEN
LOW
=
Enable
Memory
Output
2
LOG
Log
Expand
Control Log/Linear
Control
BCI
-
Bll
Digital
Storage
Bus
Data
Bits
0
through
11
LQ
LOW
=
Selected
Qualifier
BLO
-
BL6
Branch
Length
Bus
Bits
0
through
6
LROMEN
LOW
=
ROM
Enable
BLINK Blink
CRT
Display
Control
LRSTO
LOW
=
Reset
Trigger
Occurred
BRIGHT
Bright
CRT
Display
Control LRTN
LOW
=
Enable
Interrupt
Return
BS
Block
Switch
Control LRTRC
LOW
=
Retrace
Signal
BWS Bandwidth
Controls
LTlo
LOW=
IF-Display
Section
l/O
Strobe
BW63 LTON
LOW
=
Turn
On
BW68
LTSTA
LOW
=
Input
Test
A
Data
BW7
LTSTB
LOW
=
Input
Test
B
Data
CE
Memory
Chip
Enable
LWRITE
Memory
Write
Control
ZHAR
Character
Mode
Display
Control
LZERO
Output
of
Zero
Check
on
ALU
Result
>LK
8
MHz
System
Clock
MAO-MA11
Memory
Address
Bus
Bits
0
through
11
IF Overall Block Diagram

Table 1. A3 Digital Storage Mnemonic Table (continued)
Mnemonic
CRT
DSBL
AX
AY
DIM
DOTEN
Fo
-
F11
FCO
-
FC3
PSO
-
PS3
FREQ
ZERC
FS
FSOUT
FSZ
HLDX
HLDY
HOLD
HSWP
[CLK
INSELA
INSELB
MTG
INTR
[OBO
[OB15
[OC
KS0
-
KS3
LO-L7
;ADC
;BLANK
.CLK
LCLRSA
LDCHAR
LDEXP
LDM
EN
;DMAR
;DMDR
Description
CRT
Disable
Control
Delta
X
Position
Delta
Y
Position
Dim
CRT
Display
Control
Dot
Enable
Function
Bus
Bits
0
through
11
Data
Manipulator
Function
Control
Bits
C
thru3
l/O
Port
Selection
Bits
0
through
3
Frequency
Zero
Control
Fast
Sweep
Mode
Fast
Sweep
Output
Fast
Sweep
Z
Axis
Hold
X
Position
(Sample
and
Hold
Control
Hold
Y
Position
(Sample
and
Hold
Control
Track
and
Hold
Control
HGH
=
Sweeping
ndicator
Clock
(Front-Panel
LEDs)
Input
Selection
Bit
A
tnput
Selection
Bit
B
[ntegrator
Control
[nterrupt
[nst-ent
Bus
Data
Bits
0
through
15
l/O
Port
Input/Output
Control
>onstant
Selection
Bits
0
through
3
Jnk
State
Bus
Bits
0
through
7
.OW
=
Enable
ADC
Output
.OW=
Blanking
Control
nverted
CLK
LOW
=
Clear
Stroke
Address
Load
Character
Register
Load
Expand
Register
lata
Manipulator
Output
Enable
doad
Memory
Address
Register
dad
Memory
Data
Register
Mnemonic
NSO -
NS7
OS10
0520-l
3320-2
PENLIFT
?OS
QSO
-
QS3
RO-R11
RBWA
XBWB
?tBWC
XBWD
XEC
CAL
IEC
ZERO
tMo
-
RM2
RSEN
RSHS
50
-
Sll
so
- s7
jGl0
jG20-1
;G20-2
iMPL
iTROK8
iWITCH
IBWA
rBWB
V’BWC
irBWD
0DEO
c
c
:
Description
Next
State
Bus
Bits
0
through
7
Offset
Gain
Controls
iecorder
PENLIFT
Control
sign
of
ALU
Results
Qualifier
Selection
Bits
0
through
3
Ram
Bus
Bits
0
through
11
!tesolution
Bandwidth
Controls
Recorder
Calibrate
tecorder
Zero
ti
Register
Select
Bits
0
through
2
Reset
Peak
Detectors
Enable
beset
High
Sweep
source
Bus
Bits
0
through
11
state
Bus
Bits
0
through
7
step
Gain
Controls
iample
itroke
8
of
Current
Character
Jp/Down
Converter
Control
ride0
Bandwidth
Controls
Jideo
Signal
Iorizontal
Signal
to
CRT
Vertical
Signal
to
CRT
ntensity
Signal
to
CRT
2 IF Overall Block Diagram

Table 2.
BO-Wire
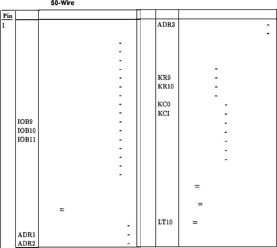
Instrument Bus Pin Connection Table for IF-Display Section
pin
Signal
1
GND
2
NC
3IOBO
4
IOB I
5
IOB2
6
IOB3
7
IOB4
8
IOB5
9
IOB6
10
IOB7
11
IOB8
12
IOB9
13
IOBlO
14
IOBll
15
IOB12
16
IOB13
17
IOB14
18
IOB15
19
NC
20 NC
21 NC
22
HPON
23 ADRO
24
ADRl
25
ADRP
Description
Ground
No Connection
Instrument Bus
Data Bits 0
-
15
Instrument Bus
Data Bits 0
-
15
Instrument Bus
Data Bits 0
-
15
Instrument Bus
Data Bits 0
-
15
Instrument Bus
Data Bits 0
-
15
Instrument Bus
Data Bits 0
-
15
Instrument Bus
Data Bits 0
-
15
Instrument Bus
Data Bits 0
-
15
Instrument Bus
Data Bits 0
-
15
Instrument Bus
Data Bits 0
-
15
Instrument Bus
Data Bits 0
-
15
Instrument Bus
Data Bits 0
-
15
Instrument Bus
Data Bits 0
-
15
Instrument Bus
Data Bits 0
-
15
Instrument Bus
Data Bits 0
-
15
Instrument Bus
Data Bits 0
-
15
No Connection
No Connection
No Connection
HIGH
=
IF-Display Section
Power ON
Instrument Bus
Address Bits 0
-4
Instrument Bus
Address Bits 0
-
4
Instrument Bus
Address Bits 0
-
4
Pin Signal
Description
26
ADR3
Instrument Bus Address
Bits
0
-
4
27
ADR4
Instrument Bus Address
Bits
0
-
4
28
ADRS Address Bit 5 not used
29 NC
No Connection
30 NC
No Connection
31
KR8 Key Rows 8
-
11
32
KR9 Key Rows 8
-
11
33
KRlO Key Rows 8
-
11
34
KR 11 Key Rows 8
-
11
35 KC0
Key Columns 0
-
7
36 KC1
Key Columns 0
-
7
37
KC2 Key Columns 0
-
7
39
KC4 Key Columns 0
-
7
40
KCS
Key Columns 0
-
7
41
KC6
Key Columns 0
-
7
42
KC7 Key Columns 0
-
7
43 LSTP LOW = Stop Processor
44 HSWP HIGH = Sweeping
45
LSRQ LOW
=
Service Request
46
LDSR LOW = Digital Storage Ready
47
LB10
LOW
=
RF Section I/O Strobe
48
GND
Ground
49
LTlO
LOW
=
IF-Display Section I/O
Strobe
50
GND Ground
IF Overall Block Diagram 3



Al
Display Troubleshooting
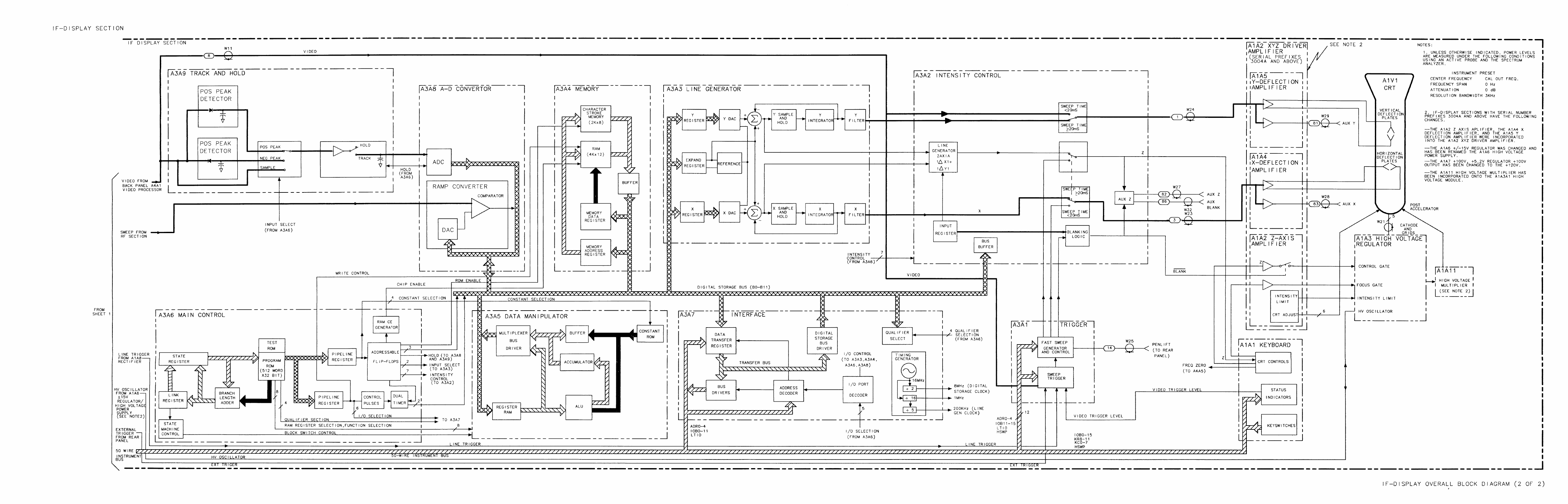
The Display system consists of four sections:
Input Section A3A8 Analog-Digital Converter and A3A9 Track and Hold
Processor Section
A3A4
Memory, A3A5 Data Manipulator, A3A6 Main Control,
and
A3A7
Interface
CRT Driver Section
A3Al
Trigger, A3A2 Intensity Control, and
A3A3
Line
Generator.
CRT Amplifier Section
AlA
High Voltage Regulator and either
AlA
XYZ Driver
Amplifier (Serial Prefixes 3004A and above) or
AlA
Z Axis
Amplifier
AlA
X Deflection Amplifier and
AlA
Y Deflection
Amplifier
Isolation of a malfunction to one of the above sections is done with the use of rear-panel
display outputs and the internal test programs.
If the left INSTR CHECK LED is on, a failure has probably occurred in Digital Storage.
Refer to the A3 Digital Storage Troubleshooting notes for the correct troubleshooting
procedure.
The following paragraphs briefly describe the failure modes and appropriate places to begin
the troubleshooting.
Characters Only
If only the characters on the CRT display are affected, the problem most likely exists on the
A3A4
Memory.
Graticule and Characters Only
If the graticule and characters are incorrect, but the video information appears to be correct,
suspect the System ROMs on A3A6 first. Also the “long POP” test of the RF Section
memory should be performed. Refer to the Digital Storage Troubleshooting notes for more
information.
Al 1

Video (Signal) Only
If only the video information is incorrect, suspect A4 IF Section,
A3A8,
or A3A9. To
eliminate the IF, connect the rear-panel SWEEP and VIDEO RECORDER OUTPUTS to an
oscilloscope. If the video is correct, then either
A3A8
or A3A9 is defective.
Remove cable 96 from
A3A9Jl.
Then jumper
A3A8TPl
to
A3A9TP3
and push Instrument
Preset. This substitutes the sweep ramp for the video input. The CRT display is similar
to Figure 7 in the
A3A8
tab. If the ramp is incorrect, remove
A3A9,
jumper
A3A8TPl
to
A3A8TP6
and push Instrument Preset. The CRT display is the same as Figure 7 in the
A3A8 tab. If the display is correct, the problem is in the A3A9 assembly. Refer to
A3A9
Troubleshooting procedure. If ramp is incorrect, suspect ADC on A3A8. See the
A3A8
Troubleshooting notes to verify this.
Don’t rule out the sweep system, especially the ramp converter on
A3A8,
when
troubleshooting video failures. Some ramp converter failures produce CRT displays that are
similar to those caused by ADC failures.
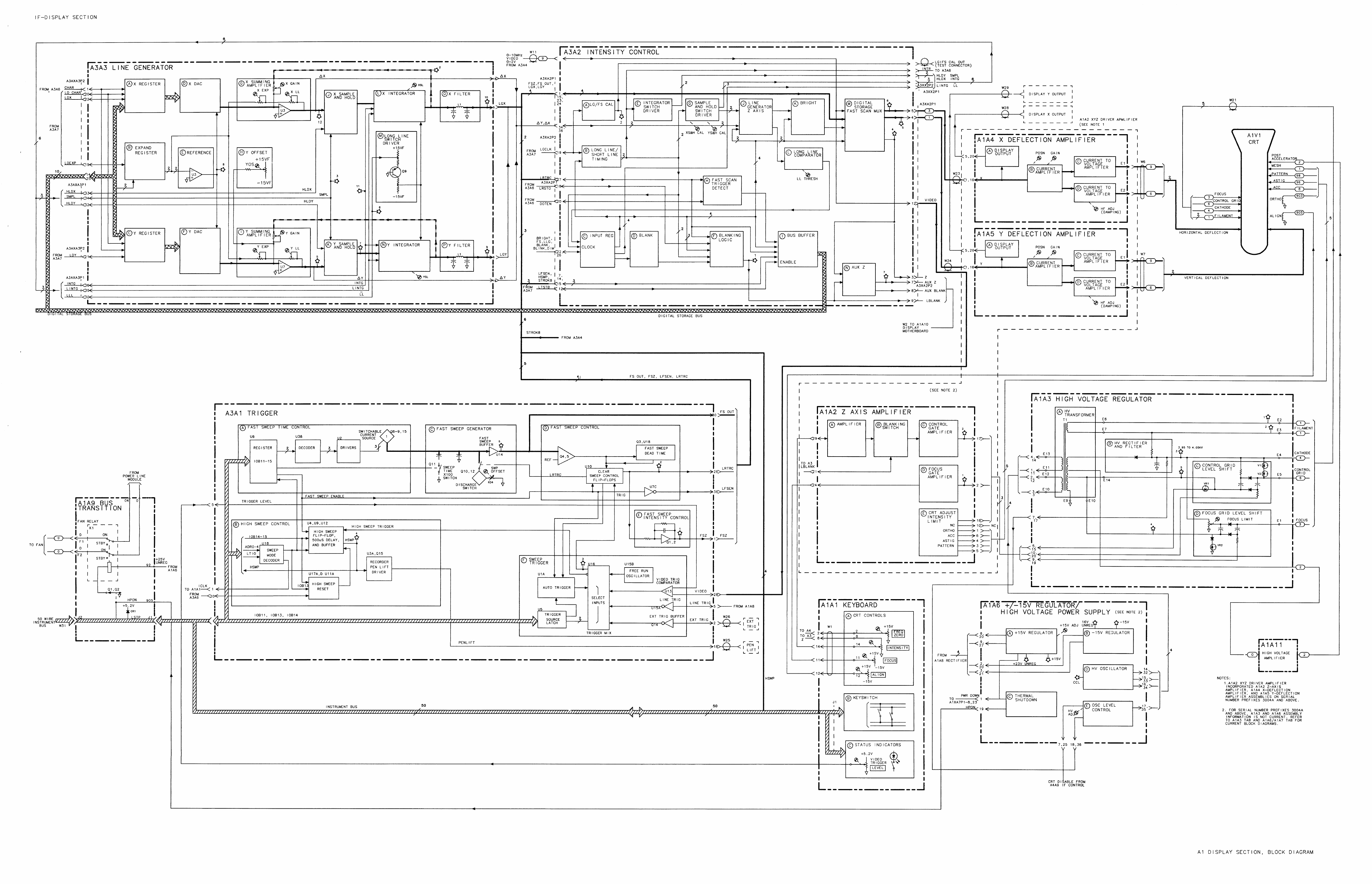
All CRT Information Blank or Distorted
Check X, Y, and Z DISPLAY OUTPUTS on rear panel. If these are correct, the fault is most
likely with the X/Y Deflection Amplifiers or Z Axis Amplifier (or
AlA
XYZ Deflection
Amplifier). The following program, which places a dot at the center of the display, is helpful
when troubleshooting the Deflection Amplifiers. It balances the voltages in both halves of the
circuitry. Press Instrument Preset and key in the following:
Blank Trace A,
(%K),
Recorder Lower Left, 0 Hz . . . . . . . . . . . . . . . . . . . . . . . . . . . .DSPL ADRS
[e),
Recorder Upper Right . . . . . . . . . . . . . . . . . . . . . . . . . . . . . . . . . . . . . . . . . . . . . . . . . . . .
.WRITE
1090 Hz
. . . . . . . . . . . . . . . . . . . . . . . . . . . . . . . . . . . . . . . . . . . . . . . . . . . . . . . . . . . . . . . . .
Vector Command
512
Hz . . . . . . . . . . . . . . . . . . . . . . . . . . . . . . . . . . . . . . . . . . . . . . . . . . .
..X
coordinatesforcenter screen
512 Hz
. . . . . . . . . . . . . . . . . . . . . . . . . . . . . . . . . . . . . . . . . . . . . . . . . . . . .
Y coordinates for center screen
1092 Hz
. . . . . . . . . . . . . . . . . . . . . . . . . . . . . . . . . . . . . . . . . . . . . . . . . . . . . . . . . . . . . . . . . . . .
End of display
If the X, Y, and Z DISPLAY OUTPUTS produce either distorted or no output, Digital
Storage must be tested. Connect a jumper from
A3A6TP3
to
A3A6TP6
and push
A3A7Sl.
The Digital Storage Test Pattern (Figure 1 of the A3 Digital Storage Troubleshooting tab)
results. Refer to the Digital Storage Troubleshooting procedures. If the test pattern is correct,
start with the system ROMs check.
If the test pattern is incorrect, verify operation of A3A3 Line Generator and A3A2 Intensity
Control. Refer to the troubleshooting information included with the schematics. If
A3A3
and
A3A2 are working properly, then all of Digital Storage will have to be checked, starting with
A3A6.
Whenever the display is blank, and the left INSTR CHECK LED is off, check the
AlA
f15
V Regulator (or
AlA
High Voltage Power Supply) and
AlA
+lOO
V,
t5.2
V
Regulator. The power supply
LEDs
indicate the presence of voltage but not regulation. Verify
operation of
A3A2
Intensity Control and
AlA
Z Axis Amplifier. If these are all working
properly, carefully examine the
AlA
High Voltage Regulator assembly.
If the CRT is blank, check the CRT oscillator to see if it is turned off. Measure
AlA6TP6
with a DVM. If TP6 is a digital high, the CRT will not operate since the oscillator is turned
off. Troubleshoot
AlA
to check for bad components, shorts, and so forth. If the
AlA
is
operating correctly, check the CRT disable line from A4A9U14. If the IC is damaged, it
2 Al

can cause the CRT to be disabled. If U14 is operating correctly, visually inspect the A4A9
assembly.
Al 3


AIAI
AlAl
Keyboard, Circuit Description
AlAl
Keyboard consists of three functional blocks: CRT Controls, Keyboard Switches, and
Status Indicators.
CRT Controls (A)
The CRT Controls include the following front-panel potentiometers:
n
INTENSITY control
Rl.
Sets the level of the input to
AlA
2
Axis Amplifier.
n
ALIGN screwdriver adjustment
R8.
Sets the CRT trace to horizontal.
n
FOCUS screwdriver adjustment R2. Focuses the CRT trace.
n
FREQ ZERO screwdriver adjustment R3. For resolution bandwidths of 1
kHz
or less,
adjusts the frequency of the 18.4 MHz oscillator (A4A5 Step Gain) to precisely align the IF
passband
to 21.400 MHz.
The front-panel STANDBY indicator, LED DS16, which is driven by the PWR DWN signal
from
AlA
f15
V Regulator, is activated when line power is applied while the power supply
regulators are off.
Keyboard Switches (B)
The Keyboard Switches are a matrix of rows and columns connected to the RF Section
keyboard by the 50-wire Instrument Bus W8. When a keyboard switch is activated, Al5
Controller recognizes the switch and performs the indicated operation.
Status Indicators (C)
The 17 Status Indicators,
LEDs
DSl
through DS15, DS17, and DS18, show the states of the
various keyboard functions. Al5 Controller loads the latches
Ul
and U2 via the Instrument
Bus W8. The latch address is decoded in
A3Al
Trigger, which generates the ICLK strobe
signal.
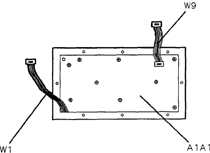
Front-Panel LED Replacement
1. Set instrument LINE switch to STANDBY.
2. Loosen set screws in INTENSITY control and Video Trigger LEVEL control knobs
@
and
0
and remove knobs. See Figure 1.
AlAl
1

FRONT PANEL VIEW
1
9
\
p
bel
0
on
06
. .
.
cjii
Ii
00
ofi
.
q ocjb
oocl
00
0 0000
2
/o
Figure 1. Front Panel Control Knobs
3. Remove nut from INTENSITY control and from Video Trigger LEVEL control using a
5/16-inch
wrench.
4. The dress panel is now loose. It may be necessary to pry front panel out slightly using a
sharp instrument such as a knife blade along the edge of the panel.
5. Remove the
Front
Panel by removing the 8 screws
@
around its edge. The
LEDs
are now
accessible for replacement. Unsolder the leads of the LED from the rear of the printed
circuit board. Pull out the LED and its standoff. Insert a new LED in the standoff and
replace it on the board with the negative lead (cathode) to the square pad on the printed
circuit board. Refer to Figure 2 for identification of LED leads. Solder leads to printed
circuit board and trim excess lead length and reassemble the front panel.
2
AlAl

6. The RECORDER pushbutton
LEDs
@
LOWER LEFT and UPPER RIGHT cannot be
replaced as described in Step 5. To replace these
LEDs,
it is necessary to remove the
pushbutton keys and the
AlAl
Keyboard.
a.
b.
C.
d.
e.
f.
!?
Remove key housing the defective LED by prying the key outward using a pointed
instrument such as a soldering aid.
Remove sub-panel and
AlAl
Keyboard by removing the screws
@
from the perimeter
and pulling forward.
Unsolder the defective LED from the rear of the
AlAl
Keyboard.
Loosen the leads from the printed circuit board using a soldering aid and push on the
leads to force LED out of switch through the front of the panel.
Insert new LED through the switch from the front of the panel so that leads extend
through the printed circuit board at the rear of the keyboard. Negative (cathode) lead
goes to square pad on printed circuit board.
Pull leads of LED with fingers or needle-nose pliers to ensure that LED is far enough
inside of the switch to allow the key to be reinstalled.
Solder LED leads to printed circuit board, trim excess lead length, and reassemble front
panel.
LED
LEAD IDENTIFICATION SUB PANEL VIEW
NEGAT
I
VE
LEAD
(CATHODE)\
.
.
POSITIVE
LEAD
(ANODE)
Figure 2. Front Panel LED Replacement
AlAl
3

Front Panel Removal and Repair
1. Remove adhesive trim strip
(iJ
from both sides of instrument.
2.
Remove two screws
QJ
located under trim strip
@
as shown in View A of Figure 3.
VIEW
A
R
3
B
VIEW
B
Figure 3. Front Panel Removal and Repair, Side and Rear Views
3. Loosen thumbscrews
@
shown in View B of Figure 3 used to fasten instrument sections
together.
4. Separate instrument sections by holding RF Section in place while pulling forward toward
front panel on IF-Display Section.
4
AlAl

5. Remove two screws
@
(View A of Figure 4) from bottom of instrument used to secure
front panel to frame.
6. Remove trim strip
@
shown in View B of Figure 4, by inserting blade of small flat blade
screwdriver into slot
@
and lifting upwards.
7. Remove two screws
0
located under trim strip
@
as shown in View B of Figure 4.
e
ee
Q
Q
*
e
(I,
@
L-
@
*
e
*
e
0
d
e
Is
@
ea
e
e
Q
e
e
Q
B)
c
r
e
e
e
e
0
e
B
i
e
8
m
8
a
e
a
B
*
e
*
e
ee
I
I
e
t
VIEW
A
VIEW
B
Figure 4. Front Panel Removal and Repair, Bottom and Top Views
AlAl
5

8. Place instrument in position shown in View A of Figure 5 and pull front panel forward to
position shown.
9. Disconnect cable
@
from
AlAlO
Motherboard as shown in View A of Figure 5.
Disconnect cable
@
at connector @@I and cable
@@
at connector
@)@
on
A3AlO
Motherboard.
10. Front panel is now loose from instrument as shown in View B of Figure 5.
11. To remove
AlAl
Keyboard, remove nine screws
00
used to fasten keyboard to frame.
VIEW A
AlAi
KEYBOARD
VIEW B
Figure 5. Front Panel Removal and Repair, Front Views
6
AlAl

HP Part Number 85662-60001
AlA
Keyboard
Reference
HP Part C
Designation Number
D
Qty Description
Mfr
Mfr Part
Code Number
AlAl 85662-60001
11
KEYBOARD ASSEMBLY 28480 85662-60001
AlAlCl 0160-4084
8
1
CAP-FXD O.luF
50 V
56289
AlAlDSl lC20X7R104M050B
1990-0485
5
1
LED-LAMP
LUM-INT=2MCD IF=3DMA-MAX
BVR=5V 28480 HLMP-1503
AlAlDS2
1990-0487
7
1
LED-LAMP LUM-INT=ZMCD
BVR=5V 28480
AlAlDS3
HLMP-1401
1990-0487
7
1
LED-LAMP
LUM-INT=2MCD BVR=5V 28480 HLMP-1401
AlAlDS4
1990-0487
7
1
LED-LAMP LUM-INT=2MCD
BVR=SV 28480 HLMP-1401
AlAlDS5
1990-0487
7 1
LED-LAMP LUM-INT=2MCD
BVR=5V 28480
AlAlDS6
HLMP-1401
1990-0487
7
1
LED-LAMP
LUM-INT=2MCD BVR=SV 28480 HLMP-1401
AlAlDS7 1990-0487
7
1
LED-LAMP
LUt+INT=2MCD
BVR=5V 28480 HLMP-1401
AlAlDSB
1990-0487
7
1
LED-LAMP LUM-INT=2MCD
BVR=5V 28480 HLMP-1401
AlAlDS9 1990-0487
7
1
LED-LAMP
LUM-INT=ZMCD
BVR=SV 28480 HLMP-1401
AlAlDSlO
1990-0487
7
1
LED-LAMP
LUM-INT=2MCD BVR=5V 28480 HLMP-1401
AlAlDSll 1990-0487
7
1
LED-LAMP LUM-INT=2MCD
BVR=5V 28480 HLMP-1401
AlAlDS12
1990-0487
7
1
LED-LAMP LUM-INT=ZMCD
BVR=5V 28480 HLMP-1401
AlAlDS13
1990-0487
7
1
LED-LAMP LUM-INT=EMCD
BVR=5V 28480 HLMP-1401
AlAlDS14
1990-0487
7
1
LED-LAMP
LUM-INT=EMCD BVR=SV 28480 HLMP-1401
AlAlDS15
1990-0487
7
1
LED-LAMP
LUM-INT=2MCD BVR=5V 28480 HLMP-1401
AlAlDS16
1990-0487
7
1
LED-LAMP LUM-INT=EMCD
BVR=5V 28480 HLMP-1401
AlAlDS17 1990-0487
7
1
LED-LAMP
LUM-INT=2MCD BVR=5V 28480 HLMP-1401
AlAlDS18
1990-0487
7
1
LED-LAMP
LUM-INT=ZMCD
BVR=5V 28480 HLMP-1401
AlAlJl 1251-5269
7
1
CONN-POST TYPE
.lOO-PIN-SPCG 50-CONT 18873 68020-650
AlAlMPl 5041-3929
1
16
SPACER
.45OL
LED
28480 5041-3929
AlAlMP3 NOT ASSIGNED
AlAlQl 1854-0404
0
1
TRANSISTOR NPN SI TO-18 PD=36DMW
04713
AlAlQ2
1854-0404
0
1
TRANSISTOR NPN SI TO-18 PD=360MW
04713
AlAlRl 2100-3587
0
1
RESISTOR-VAR CONTROL CP 2K 10%
1OCW 12697 388
AlAlR2
2100-2452
6
1
RESISTOR-TRMR 25K 20% CCP
TOP-ADJ l-TRN 01121 FC253M
AlAlR3 2100-2452
6
1
RESISTOR-TRMR 25K 20% CCP TOP-ADJ l-TRN
01121 FC253M
AlAlFJ4
0698-3157
3
1
RESISTOR
19.6K
1%
.125W
TF TC=O+-100
19701
SFR25H
AlAlR5
0757-0420
3
1
RESISTOR 750 +-1%
.125W
TF
TC=O+-100
19701
SFR25H
AlAlR6
0757-0442
9
1
RESISTOR
10K
+-1%
.125W
TF TC=O+-100
19701
SFR25H
AlAlR7
0757-0442
9
1
RESISTOR
1DK
+-1%
.125W
TF
TC=O+-100
19701
SFR25H
AlAlR8
2100-2452
6
1
RESISTOR-TRMR 25K 20% CCP TOP-ADJ
l-TRN 01121 FC253M
AlAlR9
0698-3444
1
1
RESISTOR 316 1%
.125W
TF TC=O+-100
19701
SFR25H
AlAlRlO
0698-3161
9
1
RESISTOR 38.3K 1%
.125W
TF TC=O+-100
19701
SFR25H
AlAlRll 0698-3161
9
1
RESISTOR
38.3K
1%
.125W
TF
TC=O+-100
19701
SFR25H
AlAlRlE
2100-3647
3
1
RESISTOR-VAR CONTROL CP 5K 10% LIN
12697 388
AlAlR13
0698-3444
1
1
RESISTOR 316 1%
.125W
TF TC=O+-100
19701
SFR25H
AlAlR14
0698-3444
1 1
RESISTOR 316 1%
.125W
TF TC=O+-100
19701
SFR25H
AlAlR15
0757-0401
0
1
RESISTOR 100 +-1%
.125W
TF TC=O+-100
19701
SFR25H
AlAlSl 5060-9436
7
1
SWITCH-PB SPST-NO MOM 71468 5560-9436
AlAlSE 5060-9436
7
1
SWITCH-PB SPST-NO MOM 71468 5560-9436
AlAlS3 5060-9436
7
1
SWITCH-PB SPST-NO MOM
71468 5560-9436
AlAlS4 5060-9436
7
1
SWITCH-PB SPST-NO MOM
71468 5560-9436
AlAlSS 5060-9436
7
1
SWITCH-PB SPST-NO MOM
71468 5560-9436
AlAlS6 5060-9436
7
1
SWITCH-PB SPST-NO MOM
71468 5560-9436
AlAlS7
5060-9436
7
1
SWITCH-PB SPST-NO MOM
71468 5560-9436
*Indicates factogwelected value
85662-60001
Parts List
Page
1
of 2

Reference HP Part
Designatior
Number
AlAlS8
5060-9436
i
AlAIS
5060-9436
i
AlAlSlO 5060-9436
i
AlAlSll 5060-9436
i
AlAlS12 5060-9436
7
AlAlS13 5060-9436
7
AlAlS14 5060-9436
7
AlAlS15 5060-9436
7
AlAlS16
5060-9436
7
AlAlS17
AlAlSl8
AlAlS19
AlAlS20
AlAlS21
5060-9436
7
5060-9436
7
5060-9436
7
5060-9436
7
5060-9436
7
AlAlS22
AlAlS23
AlAlS24
AlAlS25
AlAlS26
5060-9436
7
5060-9436
7
5060-9436
7
5060-9436
7
5060-9436
7
AlAlS27
AlAlS28
AlAlUl
AlAlUP
AlAlU3
5060-9436
7
5060-9436
7
.820-1730
6
.820-1730
6
.810-0203
5
AlAlU4
AlAlWl
AlAlW9
.810-0203
5
15662-60068
0
15662-60066
8
c
c
)tl
1
1
1
1
1
1
1
1
1
1
1
1
1
1
1
1
1
1
1
1
1
1
1
1
1
1
1
-
HP Part Number 85662-60001
AlAl
Keyboard
Description
SWITCH-P6
SPST-NO MOM
7146E
5560-9436
SWITCH-P8 SPST-NO MOM
7146E
5560-9436
SWITCH-P6
SPST-NO MOM
7146E
5560-9436
SWITCH-P8 SPST-NO MOM
7146E
5560-9436
SWITCH-PB SPST-NO MOM
7146E
5560-9436
SWITCH-PB SPST-NO MOM
7146E
5560-9436
SWITCH-PB SPST-NO MOM
7146E
5560-9436
SWITCH-PB SPST-NO MOM
71466 5560-9436
SWITCH-PB SPST-NO MOM
71468 5560-9436
SWITCH-P8 SPST-NO MOM
71468 5560-9436
SWITCH-PB SPST-NO MOM
71468 5560-9436
SWITCH-PB SPST-NO MOM
71466 5560-9436
SWITCH-PB SPST-NO MOM
71466 5560-9436
SWITCH-PB SPST-NO MOM
71466 5560-9436
SWITCH-PB SPST-NO MOM
71468 5560-9436
SWITCH-PB SPST-NO MOM 71468 5560-9436
SWITCH-PB SPST-NO MOM
71468 5560-9436
SWITCH-PB SPST-NO MOM
71468 5560-9436
SWITCH-PB SPST-NO MOM
71468 5560-9436
SWITCH-PB SPST-NO MOM
71468 5560-9436
SWITCH-PB SPST-NO MOM
71468 5560-9436
IC FF TTL LS D-TYPE POS-EDGE-TRIG COM CL
01295 SN74LS273N
IC FF TTL LS D-TYPE POS-EDGE-TRIG COM CL
01295 SN74LS273N
NETWORK-RES 8-SIP 470.0
OHM
X 7
11236 750-81
NETWORK-RES 8-SIP 470.0 OHM X 7
11236 750-81
CABLE ASSEMBLY-A3 INTERFACE
28480
85662-60068
CABLE ASSEMBLY-KEYBOARD-A3
28480
85662-60066
85662-60001 Parts List
Page 2 of 2
*Indicates factory-selected value
Mfr
Mfr Part
Code Number


AlA
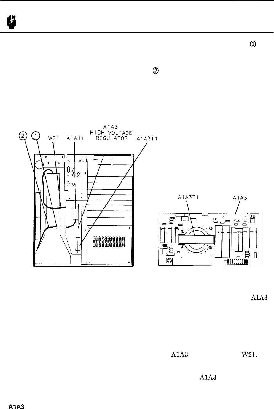
KEYBOARD
Al Front Panel Assembly and Component Locations

DS13
[1
0
56
r-d
DS14
3
0
510
55
u
II
s9
l-
rl
p-1
/
s’7
1
p-q---q
[EN
l---L
&j
n,
It,
li:(
~
A
“1
AlAl
Keyboard Component Locations, 85662-60001


AlA
AlA
Z Axis Amplifier
/
AlA
XYZ
Driver Amplifier
The
AlA
board assembly has two versions that have major differences. The change of the
AlA
assembly is the result of a change of the
AlVl
Cathode Ray Tube (CRT).
The original
AlA
assembly (Instrument Serial Number Prefixes 2403A-3001A) is the Z Axis
Amplifier. It is used in conjunction with the
AlA
X Deflection Amplifier and the
AlA
Y
Deflection Amplifer.
The second version of the
AlA
assembly, the XYZ Driver Amplifier, replaces the original
AlA
Z Axis Amplifier. The XYZ Driver Amplifier (Serial Number Prefixes 3004A and
above) incorporates the circuitry of the
AlA
X Deflection Amplifier and the
AlA
Y
Deflection Amplifier, and replaces the
AlA
and the
AlA
assemblies too. The new
AlA
XYZ Driver Amplifier assembly, much larger than the original
AlA
assembly, uses the three
motherboard connectors used by the original
AlA2,
AlA
and
AlA
assemblies.
AlA
1

AlA
Z
Axis Amplifier, Circuit Description
(Serial Number Prefixes: 2403A-3001A)
AlA
Z Axis Amplifier receives from A3A2 Intensity Control two signals for control of the
CRT: a 0 V
-
2 V Z signal proportional to the CRT writing rate, and a blanking signal
LBLANK.
Amplifier
@
The Z signal, after attenuation by the front-panel INTENSITY potentiometer
AlRl,
drives
the input stage &g-&10. This amplifier supplies a differential current output to the Focus
Gate Amplifier and, through a Blanking Switch, to the Control Gate Amplifier.
Blanking Switch
@
Control Gate Amplifier
@
The input to the Control Gate amplifier is a virtual-ground, current-summing junction. Its
output voltage is given by:
Where
IQ7
is the current in Q7, which is determined by the Z-axis input when LBLANK is
high. When LBLANK is low, Q7 is off, and the output of the Control Gate amplifier drops to
a few volts, blanking the CRT.
Focus Gate Amplifier
@
The Focus Gate Amplifier supplies a correction voltage to the FOCUS grid of the CRT
to compensate for defocusing effects with varying intensity levels. The magnitude of this
correction voltage is set by FOCUS GAIN potentiometer R30 and the front-panel FOCUS
screwdriver adjustment
AlR2.
The output stage is identical to that of the Control Gate
Amplifier except for the pulse response adjustments (HF GAIN potentiometer R22 and HF
TRIM capacitor
Cl0
in the Control Gate Amplifier). These components are fixed in the Focus
Gate Amplifier.
CRT Adjustments
@
The CRT Adjustments set the bias voltage for the various CRT functions. Each adjustment
name is indicated on the schematic.
2
AlA

AlA
XYZ
Driver Amplifier
(85662-60232),
Circuit Description
(Serial Number Prefixes: 3004A and Above)
Y Deflection Amplifier
@I,
@,
@
The Y deflection amplifier consists of a single ended to differential voltage to current amplifier
@
which drives two current to voltage output stages. The result is a differential voltage
output to drive the positive and negative Y deflection plates of the CRT. The output has an
average (common mode) voltage of approximately 55 V (equal to the first accelerator voltage
of the CRT).
The voltage to current Y Preamplifier
I@
consists of a differential pair
Q113
and Q114 with a
constant current emitter bias supplied by Q115. R127 is used to adjust the collector bias to
position the beam in the center of the CRT when the input voltage is 1 V. This adjustment
also makes up for gun misalignment in the CRT.
Qlll
and
Qll2
are voltage gain stages and
Q109
and
QllO
are voltage to current converters
that drive a virtual ground input to the two current to voltage output stages with equal
but opposite signals. The gain of the
QlO9
and
QllO
stage is determined by the emitter
resistance. The differential gain is adjusted by R120 and
R119
and the common mode current
is set by R118 and R120.
The current to voltage stages,
@
and
8,
are identical so only Y+ Current to Voltage
Amplifier
@I
is described. The Y+ amplifier consists of an active load (constant current
source) made up of
QlOl,
RlOl,
R102 and R104 and a pull down transistor Q102. R102
and R104 set the base voltage of
QlOl
to a nominal dc level.
RlOl,
in the emitter of
QlOl,
sets the current in the collector. Q102 is biased on by R102 and R104 and is held in linear
operation by the emitter of Q104. R106 is the gain setting feedback resistor that maintains
closed loop operation. R108 biases the current to voltage amplifier input to set the minimum
output voltage to about 5.7 V with no collector current from
QlO9.
Kut
=
g
15 v
(
>
In general, the output voltage of the current to voltage stage is determined by the current
drawn from the input by
Q109.
This current is supplied by the feedback resistor R106. R106
is a 23.7 k resistor so the output voltage will rise 23.7 V for each milliamp of current drawn
from the input node.
Q103 is a feed forward circuit to help speed up transient response. A rise or fall in input
signal voltage will pass through the emitter follower formed by Q103 and R105 and then are
ac coupled through
Cl02
and
Cl03
to the base of Q102.
Cl02
also couples this voltage to the
base of
QlOl.
With the emitter bypassed against rapid voltage changes by
ClOl,
the active
load current is also modulated to help the ac response of the output stage.
CR102, CR103, R140 and spark gap
El01
are an output protection network to protect the
amplifier from arcs inside the CRT or in the cabling to the CRT.
AlA
3

Buffer Amplifiers
@)
There are two buffer amplifiers that are used to supply buffered copies of the Y signal to other
uses. One, UlOlB, is used to drive the rear panel Aux Y output. The other copy of the Y
signal is buffered by
UlOlA
and is used in the dynamic focus correction for beam position (see
FOCUS below).
X Deflection Amplifier
NJ,
8,
@
X Buffer Amplifiers
@
The X Deflection Amplifier and X Buffer Amplifier are identical to the Y Deflection Amplifier
8,
0,
$J
and Y Buffer Amplifier
@
described previously.
Intensity Control
@,
0,
@
The intensity section takes brightness information from the line generator section (A3) of the
machine and provides analog modulation of the CRT and digital blanking.
Brightness
@
provides a high impedance input buffer (U401B) for the 2 axis signal that
comes from the wiper of the front panel intensity control. The output of
U401B
is used by the
brightness amplifier (U401D) and by the Focus Intensity Compensation Amplifier
@J
U4OlC.
The pot R319 is used to set the analog gain of the intensity amplifier. This adjustment is used
to calibrate the brightness of the CRT using a known test pattern and a light meter. R316,
R318, and R319 set the gain of the amplifier, while R317 is used to set the output offset. This
offset is used to set the overall minimum analog output level of the Control Gate Amplifier
6.
This level corresponds to the dc level at the Control Gate Amplifier output that will be
translated to the CRT cutoff voltage by the
AlA
High Voltage Regulator board. R315 is
used to translate the voltage brightness signal from
U401D
into a current at the emitters of
Q305 and Q306 of the Blanking Switch
0.
CR303 is used to prevent the emitter voltage of
Q305 and Q306 from going positive during turn on and damaging the base emitter junctions.
The Blanking Switch
@
consists of a differential pair current switch, Q305 and Q306. The
base of Q305 is biased at
-1.9 V by R309 and R310. The base of Q306 is driven from a TTL
signal (BLANK, low = dark) that is translated down in voltage by
R311,
R312, and R314
such that the signal at the base will swing either side of the -1.9 volt level on the other side
of the differential pair. The result is that when BLANK is low, Q305 will be on, Q306 will be
off, and the brightness current signal from R315 will be drawn through the collector of Q305
from ground. No current will be drawn from the input of the current to voltage amplifier.
When BLANK is high, Q306 will be on and Q305 will be off.
C305
is used as a
speedup.
In
this case the brightness current signal from R315 will be drawn through the collector of Q306
from the virtual ground input of the current to voltage amplifier.
R329 is used to set a minimum current draw at the input of the current to voltage amplifier to
set the minimum output voltage level when the brightness signal is blanked.
4
AlA

Control Gate Amplifier
&J
The current to voltage amplifier output stage for the Z Axis amplifier is similar in concept
to the one used in the X and Y Current to Voltage Amplifiers. There are some significant
differences in the input stages however. The active load current source is formed by
Q301,
R301, R302, and R305. The emitter of Q303 is at a fixed dc level of three base-emitter
junction voltages above ground (approximately 1.8 V). R302 and R305 develop a fixed dc
voltage at the base of Q301 and thus establish a fixed dc current in the emitter resistor, R301.
The emitter current translates into a fixed dc collector current source acting as a
pullup
for
the output node. Q302 acts as a common emitter pull down for the output node. Q304 is an
emitter follower driver for Q302 giving a large open-loop current gain in the pull-down half of
the amplifier. R307 is the feedback resistor that determines the closed loop current to voltage
gain of the stage. Q303 provides the dc bias path for Q301, Q302, and Q304, and also acts
as an ac feed forward amplifier to improve the transient response of the amplifier both by
modulating the current source load, Q301, and the pull down stage, Q302.
C307
is used to provide a zero in the feedback path to compensate the high frequency
response of the amplifier. R308 and
C304
are also used to adjust the high frequency response.
These two adjustments are used to optimize the step response of the amplifier when the
blanking signal is switched on and off. The rising edge is adjusted for best rise time without
overshoot. Any overshoot shows up as intensity modulation at the beginning of a vector. The
falling edge is not as critical for overshoot because the beam is off. Both rise and fall times
are critical because if they are too slow, vectors will have tails as the beam moves during the
transition time or there will be gaps between vectors that are supposed to be continuous lines.
Typically this design yields rise and fall times of 40 ns in response to the blank signal. The
rise and fall times for the brightness signal are about 150 ns. This signal path includes the
op amp stages
UlOlB
and
UlOlD
which determine the response time. The brightness signal
has one microsecond to settle between each vector so this signal path is much faster than the
signal that it needs to carry.
Focus Controls
0,
@,
0,
@
The focus control section consists of a dc focus voltage that is established by the
AlA
board
and the Focus
Gate
signal that is generated by the
AlA
board. The focus gate signal is
composed of four separate input terms fed to a virtual ground summing node at the input of a
current to voltage amplifier. The output of this amplifier is coupled onto the dc focus voltage
generated on the
AlA
board and applied to the focus electrode of the CRT.
The four focus terms are the intensity correction, front panel
FOCUS
and correction for the
curvature of focus field, top/bottom and right/left. The Focus Gate Amplifier
@
is nearly
identical to the Control Gate Amplifier
@I
except the high frequency compensation of the
focus amplifier is not adjustable and CR404 and CR405 were added to bring the summing
node voltage down to 0 V so that the top/bottom and left/right adjustment attenuators could
be referenced to ground.
Focus must be corrected for beam intensity. The focus voltage needs to be made more
negative as the beam current increases. This is done by taking the intensity signal from
U401B
@
and feeding it to a variable gain stage formed by
U401C,
R409, R410, and
R411.
This amplifier has an adjustable gain of from zero to approximately three. With Z axis signals
of zero to two volts this gives a maximum of minus six volts output from
U4OlC.
R412 (511
R)
translates this voltage into approximately 12
mA
maximum. This would translate to
over 140 V correction at the Focus Gate output if the FOCUS COMP pot, R409 were set to
AlA
5

maximum. Typically it takes about -40 to
-50
V correction from minimum to maximum
brightness.
Focus also needs to be “fine tuned” from the front panel. The front panel control is a
25~
pot with the two ends tied to +15 V and -15 V with the wiper brought to the
AlA
Front
Panel Focus
0.
The front panel signal is fed to an amplifier formed by
U401A,
R413 and
R415. C412 compensates the amplifier for less than unity gain by creating a poll at 28 Hz.
C411
provides a passive filter on the input line. This was found to be necessary due to signal
pickup from the focus gate output signal by the PC trace between R413 and the input of
U401A
that caused instability. R416 translates the approximately f7.5 volt output of
U401A
into a current at the summing node of
53.5
mA
as the front panel focus knob is rotated from
one extreme to the other. This translates to a focus voltage range of
f40
V. Nominally the
instrument focus is set up such that the front panel knob is in the center of its rotation and
therefore is not producing any net current into the summing node.
The other two terms in the focus voltage correction signal are the top/bottom and the
right/left focus corrections. The CRT has significant curvature of the focus plane. As the
beam is deflected away from the center of the CRT, the focus voltage needed to give optimum
focus becomes more positive. Typically it requires 20 V at the right and left edges and 10
V at the top and bottom to give the best overall focus. Top
&
Bottom Focus
0~
and Right
&
Left Focus
(EJ
contain identical offset absolute-value circuits. Since these two circuits are
identical, only the Top
&
Bottom Focus
EJ
is described.
The concept of this circuit is to generate a voltage that is proportional to the distance from
the center of the screen. Ideally, a parabolic function is desired. A three part piecewise linear
approximation will be adequate as the actual focus voltage requirements are not extremely
critical. What this circuit actually produces is a truncated, inverted “vee” current at the
input of the focus amplifier.
R425 and R427 provide a reference voltage for the offset of the absolute value. Normally R427
is set to give a one volt reference. This is nominally the video voltage that represents center
screen (0 V = bottom, 2 V = top of screen) and will therefore give a symmetrical correction.
Some individual CRTs will not be exactly symmetrical and will require that the offset voltage
for the correction be moved to get the best compromise of top to bottom focus.
With an input, both
U402A
and
U402B
positive inputs will be at positive one volt. Both of
these amplifiers are in a closed loop condition, therefore, the negative inputs are also at plus
one volt. Given these conditions, R417 and R420 have no voltage across them and therefore
are not carrying any current. Since net current at the negative input node of
U402B
must be
zero the algebraic sum of the currents in R418 and R419 must be zero. R418 and R421 have
plus one volt at their extreme ends so any difference in the current in R418 and R421 must
be flowing in CR408. CR409 would have to carry an equal and opposite current from R419,
but CR408 and CR409 can’t both be on at the same time due to their polarity. There is no
current in R418, R419 and R421, the output of
U402B
will be at plus one volt plus or minus
one diode drop depending on whether the input is slightly below or above the reference, but
no current is flowing in either diode.
With no current flowing in R420 or R421 there is no current in R423. The output of
U402A
must be at
+l
V. R426 acts as an attenuator for the output of
U402A.
The summing input of
the focus amplifier is nominally at 0 V so CR406 is reverse biased and there is no effect on the
focus amplifier output for our
+l
V (center screen) input signal.
With a 0 V input signal, R417 and R420 now have -1 V across each of them. Therefore, each
of these 4
k0
resistors will be carrying -0.25 mA. R418 must be carrying the same current as

R417 (CR409 prevents current from flowing into the
U402B
negative node) so R418 must have
one volt across it and therefore the cathode of CR408 must be at plus two volts. R421 has
plus one volt across it and therefore is conducting 0.5 mA into the negative node of
U402A.
R420 is drawing 0.25
mA
from this same node so the difference, 0.25 mA, must be flowing out
of this node through R423. The output of
U402A
is at -4.4 V. Current is drawn from the
amplifier summing node through CR406 from approximately -0.6 V at the cathode of
CR406.
This puts 3.8 V across R424 (maximum with R426 in a full clockwise position, zero with R426
in a full counter clockwise position). This current is summed into the focus amplifier input
and produces the correction for beam position.
The right/left focus correction is identical to the top/bottom. Both circuits sum into the
Focus Gate Amplifier input. The result is an asymmetrical, upside-down, truncated pyramid
approximation to an asymmetrical parabolic bowl. By adjusting the heights and offsets of the
pyramid for the best fit to the bowl one can achieve a focus uniformity over the whole CRT
screen.
AlA
7

Reference
Designation
HP Part
Number
AlA
85662-60100
1
AlA2Cl
AlA2C2
AlA2C3
AlA2C4
AlA2C5
0180-0374
3
0180-0374
3
0160-3670
6
0160-4084
8
0160-4084
8
AlA2C6
AlA2C7
AlA2C8
AlA2C9
AlALClO
0160-2204
0
0160-2308
5
0160-3670
6
0160-3670
6
0121-0474
0
AlAECll
AlA2C12
AlA2C13
AlA2C14
AlA2C15
0160-3670
6
0160-3670
6
0160-3670
6
0160-4084
8
0160-4084
8
AlA2C16
0180-0269
5
AlA2C17 0160-4084
8
AlA2C18
0160-2204
0
AlA2C19 0160-3670
6
AlA2C20
0160-2238
D
AlA2C21
AlA2C22
AlA2C23
AlALCRl
AlA2CR2
0160-3670
6
0160-3670
6
0160-3670
6
1901-0535
3
1901-0096
7
AlA2CR3
AlA2CR4
AlA2CR5
AlA2CR6
AlA2CR7
1901-0028
5
1901-0028
5
1901-0096
7
1901-0028
5
1901-0028
5
AlAEEl
AlAELl
AlA2L2
AlA2L3
AlAZMPl
3170-0029
3
3140-0210
1
3140-0210
1
3140-0210
1
1200-0185
3
AlA2MP2
AlA2MP3
AlA2MP4
AlA2MP5
AlA2Ql
1205-0095
3
5000-9043
5
5040-6843
7
1853-0232
3
AlA2Q2
1854-0813
5
AlA2Q3
1853-0232
3
AlA2Q4
1853-0007
7
AlA2Q5
1854-0404
I
AlA2Q6
1854-0813
5
-
a
-
1
1
1
1
1
1
1
1
1
1
1
1
1
1
1
1
1
1
1
1
1
1
1
1
1
1
1
1
1
1
1
1
1
1
1
4
4
1
1
1
1
1
1
1
1
-
HP Part Number 85662-60100
AlA
2
Axis Amplifier
Description
Mfr
Mfr Part
Code Number
Z AXIS AMPLIFIER BOARD ASSEMBLY
(SERIAL PREFIXES:
2403~-3001~) 28480 85662-60100
CAPACITOR-FXD
lOUF+-10%
20VDC TA
56289 1500106X9020B2-OYS
CAPACITOR-FXD
lOUF+-10%
20VDC TA
56289 150D106X9020B2-DYS
CAPACITOR-FXD
.lUF
+-20%
POOVDC
CER
04222
SR302E104MAAH
CAP-FXD
O.luF
50 V
56289
lC20X7R104M0508
CAP-FXD
O.luF
50 V
56289 lC20X7R104M050B
CAPACITOR-FXD
1OOPF
+-5% 300VDC MICA
09023 CD15FDlOlJ03
CAPACITOR-FXD 36PF +-5% 300VDC MICA
09023
CD15ED360J03
CAPACITOR-FXD
.lUF
+-20%
EOOVDC
CER
04222
SR302E104MAAH
CAPACITOR-FXD
.lUF
+-20% 200VDC CER
04222
SR302E104MAAH
CAP-VAR
3pF
1.5pF
600 V FEP
74970 273-0001-002
CAPACITOR-FXD
.lUF
+-20% POOVDC CER
04222
SR302E104MAAH
CAPACITOR-FXD
.lUF
+-20%
LOOVDC
CER
04222
SR302E104MAAH
CAPACITOR-FXD
.lUF
+-20% POOVDC CER
04222 SR302E104MAAH
CAP-FXD
O.luF
50 V
56289 lC20X7R104M050B
CAP-FXD
O.luF
50 V
56289 lC20X7R104M050B
CAP-FXD
1uF
150 V AL-ELCTLT
CAP-FXD
O.luF
50 V
CAPACITOR-FXO
1OOPF
+-5% 300VDC MICA
CAPACITOR-FXD
.lUF
+-20% 200VDC CER
CAP-FXD
1.5pF
500 V
56289
56289
09023
04222
52763
30D105FlSOBA2
lC20X7R104M050B
CD15FDlOlJ03
SR302E104MAAH
CAPACITOR-FXD
.lUF
+-20% 200VDC CER
CAPACITOR-FXD
.lUF
+-20% 200VDC CER
CAPACITOR-FXD
.lUF
+-20% 200VDC CER
DIODE-SCHOTTKY SM SIG
DIODE-SWITCHING 120V 50MA
1OONS
04222
04222
04222
9N171
SR302E104MAAH
SR302E104MAAH
SR302E104MAAH
lN3070
DIODE-PWR RECT 400V 750MA DO-29 04713
DIODE-PWR RECT 400V 750MA DO-29 04713
DIODE-SWITCHING 120V 50MA
1OONS 9N171
DIODE-PWR RECT 400V 750MA DO-29 04713
DIODE-PM RECT 400V 750MA DO-29
04713
lN3070
CORE-SHIELDING BEAD 02114
56-590-65A2/4A
INDUCTOR RF-CH-MLD
1OOUH
+-5%
.166D-INX. 99800 1537-76
INDUCTOR RF-CH-MLD
1OOUH
+-5%
.166D-INX. 99800 1537-76
INDUCTOR RF-CH-MLD
1OOUH
+-5%
.166D-INX. 99800 1537-76
INSULATOR-XSTR NYLON 13103 7717-86N
RED
iEAT
SINK SGL
TO-5/TO-39-CS
SIN-ROLL
.062-IN-DIA
.25-IN-LB
EXTRACTOR
YOT ASSIGNED
13103 22258
28480 5000-9043
28480 5040-6843
TRANSISTOR PNP SI TO-39
PD=lW
FT=ZOOMHZ
04713
TRANSISTOR NPN
2N3501S
SI TO-39
PD=lW 04713
TRANSISTOR PNP SI TO-39
PD=lW
FT=POOMHZ 04713
TRANSISTOR PNP 213251 SI TO-18 PD=360MW
04713
TRANSISTOR NPN SI TO-18 PD=360MW
04713
TRANSISTOR NPN
2N3501S
SI TO-39 PD=lW
04713
2#3501( SEL)
2N3251
2N3501(SEL)
*Indicates factory-selected value
85662~60100
Parts List
Page 1 of 3

HP Part Number 85662-60100
Al A2 Z Axis Amplifier
Description
Mfr
Code
-
Mfr Part
Number
-
TRANSISTOR NPN SI TO-18 PO=360MW
TRANSISTOR NPN SI TO-18 PO=360MW
TRANSISTOR PNP 213251 SI TO-18 PO=360MW
TRANSISTOR PNP 213251 SI TO-18 PO=360MW
TRANSISTOR PNP
2N3251
SI TO-18 PO=360MW
0471:
0471:
0471:
0471:
0471:
2N3251
2N3251
2N3251
TRANSISTOR NPN SI TO-18 PO=360MW
TRANSISTOR NPN SI TO-18 PO=360MW
TRANSISTOR NPN SI TO-18 PO=360MW
TRANSISTOR NPN SI TO-18 PO=360MW
TRANSISTOR NPN SI TO-18 PO=360MW
0471:
0471:
04712
04713
04713
RESISTOR 51.1 +-1%
.125W
TF TC=O+-100
19701 SFR25H
RESISTOR 51.1 +-1%
.125W
TF TC=O+-100
19701 SFR25H
RESISTOR
IOK
+-1%
.125W
TF
TC=O+-100 19701 SFR25H
RESISTOR 51.1 +-1%
.125W
TF TC=O+-100
19701 SFR25H
RESISTOR-TRMR 500 10% TKF SIDE-AOJ
l-TRN 32997 3386X-Y46-501
RESISTOR 51.1 +-1%
.125W
TF TC=O+-100
19701 SFR25H
RESISTOR
5.62K
+-1%
.125W
TF TC=O+-100
19701 SFR25H
RESISTOR 511 +-1%
.125W
TF TC=O+-100
19701 SFR25H
RESISTOR
5.62K
+-1%
.125W
TF TC=O+-100
19701 SFR25H
RESISTOR 8.25K +-1%
.125W
TF TC=O+-100
19701 SFR25H
RESISTOR 2.61K 1%
.125W
TF TC=O+-100
19701 SFR25H
RESISTOR
11K
+-1X
.125W
TF TC=O+-100
19701
SFR25H
RESISTOR
1K
+-1%
.125W
TF TC=O+-100
19701 SFR25H
RESISTOR
1K
+-1%
.125W
TF TC=O+-100
19701 SFR25H
RESISTOR 10 +-1%
.125W
TF TC=O+-100
91637 CMF-55-l. T-l
RESISTOR
2.15K
1%
.125W
TF TC=O+-100
RESISTOR
1K
+-1%
.125W
TF TC=O+-100
RESISTOR
2.15K
1%
.125W
TF TC=O+-100
RESISTOR 825 +-1%
.125W
TF TC=O+-100
RESISTOR
1.62K
+-I%
.125W
TF TC=O+-100
SFR25H
SFR25H
SFR25H
SFR25H
SFR25H
RESISTOR
11K
+-1%
.125W
TF TC=O+-100
RESISTOR-TRMR 5K 10% TKF SIDE-AOJ
l-TRN
RESISTOR 3.48K 1%
.125W
TF TC=O+-100
RESISTOR
21.5K
1%
.5W
TF TC=O+-100
RESISTOR
12.1K
+-1%
.5W
TF TC=O+-100
SFR25H
3386X-146-502
SFR25H
505311
5053R
RESISTOR
2.87K
1%
.125W
TF TC=O+-100
RESISTOR 51.1 +-1%
.125W
TF TC=O+-100
RESISTOR 51.1 +-1%
.125W
TF TC=O+-100
RESISTOR 909 +-1%
.5W
TF TC=O+-100
RESISTOR-TRMR 500 10% TKF SIDE-AOJ
l-TRN
RESISTOR-TRMR 20K 10% TKF SIDE-AOJ
l-TRN
RESISTOR-TRMR
1OOK
10% TKF SIDE-AOJ
l-TR
RESISTOR
23.7K
1%
.125W
TF TC=O+-100
RESISTOR
1K
+-1%
.125W
TF TC=O+-100
RESISTOR-TRMR 50K 10% TKF SIDE-AOJ
l-TRN
3386X-146-203
3386X-Y46-104
SFR25H
SFR25H
3386X-Y46-503
RESISTOR-TRMR SOK 10% TKF SIDE-AOJ
l-TRN
RESISTOR
2.15K
1%
.125W
TF TC=O+-100
RESISTOR 196 1%
.125W
TF TC=O+-100
19701
19701
19701
19701
19701
19701
32997
19701
19701
19701
19701
19701
19701
19701
32997
32997
32997
19701
19701
32997
32997
19701
19701
SFR25H
SFR25H
SFR25H
5053R
3386X-Y46-501
3386X-Y46-503
SFR25H
SFR25H
*Indicates
factoyelected
value
Reference
HPPart
C
Designation
Number
I
AlA2Q7 1854-0404
AlA2Q8 1854-0404
Al
A2Q9 1853-0007
AlAPQlO
1853-0007
AlA2Qll 1853-0007
1
AlA2Q12 1854-0404
(
AlA2Q13 1854-0404
(
AlA2Q14 1854-0404
(
AlA2Ql5
1854-0404
(
AlA2Q16 1854-0404
C
AlAPRl
AlA2R2
AlA2R3
AlA2R4
AlA2R5
0757-0394
C
0757-0394
C
0757-0442
9
0757-0394
C
2100-3351
6
AlA2R6
AlA2R7
AlAPR8
AlA2R9*
AlAZRlO
0757-0394
a
0757-0200
7
0757-0416
7
0757-0200
7
0757-0441
8
AlAZRll
AlA2R12
AlA2R13
AlA2R14
AlA2R15
0698-0085
0
0757-0443
0
0757-0280
3
D757-0280
3
0757-0346
2
AlA2R16
AlA2R17
AlA2R18
AlA2R19
AlA2R20
3698-0084
9
0757-0280
?
0698-0084
9
0757-0421
4
0757-0428
1
AlA2R21
AlA2R22
AlA2R23
AlA2R24
AlA2R25
0757-0443
a
2100-3207
1
0698-3152
a
0698-3416
7
0757-0841
2
AlA2R26
AlA2R27
AlA2R28
AlA2R29
AlA2R30
0698-3151
7
0757-0394
0
0757-0394
0
0757-0819
4
2100-3351
6
AlA2R31
AlA2R32
AlA2R33
AlA2R34
AlA2R35
2100-3353
2100-3355
D698-3158
3757-0280
?lOO-3354
AlA2R36 !lOO-3354
AlA2R37 1698-0084
AlA2R38
1698-3440
8566240100 Parts
Lit
Page 2 of 3
M
1
1
1
1
1
1
1
1
1
1
1
1
1
1
1
1
1
1
1
1
1
1
1
1
1
1
1
1
1
1
1
1
1
1
1
1
1
1
1
1
1
1
1
1
1
1
1
1

HP Part Number 85662-60100
AlA
Z
Axis Amplifier
Reference
HP Part C
Designation
Number D
w
Description
Mti
Mfr Part
Code Number
AlA2R39 0757-0274
5
1
RESISTOR
1.21K
+-1%
.125W
TF TC=O+-100
19701
SFR25H
AlA2R40
0698-3440
7
1
RESISTOR 196 1%
.125W
TF TC=O+-100
19701 SFR25H
AlA2R41 0757-0200
7
1
RESISTOR
5.62K
+-1%
.125W
TF TC=O+-100
19701
SFR25H
AlA2R42 0757-0421
4
1
RESISTOR 825 +-1%
.125W
TF TC=O+-100
19701
SFR25H
AlA2R43 0757-0442
9
1
RESISTOR
10K
+-1%
.125W
TF TC=O+-100
19701 SFR25H
AlA2R44
0757-0280
3
1
RESISTOR
1K
+-1%
.125W
TF TC=O+-100
19701
SFR25H
AlA2R45
0698-3152
8
1
RESISTOR 3.481: 1% .125W TF TC=O+-100
19701
SFR25H
AlA2R46
0698-3416
7
1
RESISTOR
21.5K
1%
.5W
TF TC=O+-100
19701 5053R
AlA2R47 0757-0841
2
1
RESISTOR
12.1K
+-1%
.5W
TF TC=O+-100
19701 5053R
AlA2R48
0698-3151
7
1
RESISTOR
2.87K
1%
.125W
TF TC=O+-100
19701
SFR25H
AlA2R49 0757-0394
0
1
RESISTOR 51.1 +-1%
.125W
TF TC=O+-100
19701
SFR25H
AlA2R50
0757-0394
0
1
RESISTOR 51.1 +-1%
.125W
TF TC=O+-100
19701
SFR25H
AlA2R51 0757-0819
4
1
RESISTOR 909 +-1%
.5W
TF TC=O+-100
19701 5053R
AlAETPl 0360-0535
0
1
TERMINAL-TEST POINT
.330IN
ABOVE
46819
AlAZTP2 0360-0535
0
1
TERMINAL-TEST POINT
.330IN
ABOVE
46819
AlA2TP3 0360-0535
0
1
TERMINAL-TEST POINT
.330IN
ABOVE
46819
AlAEVRl 1902-3333
3
1
DIODE-ZNR
46.4V
5% DO-35 PO=.4W
04713
AlA2VR2 1902-3357
1
1
DIODE-ZNR
56.2V
5% DO-7
PO=.4W
TC=+.081% 04713
AlA2VR3
1902-0049
2
1
DIODE-ZNR
6.19V
5% DO-35 PO=.4W
04713
*Indicates
fmtoy-selected
value
85662-60100 Parts List
Page 3 of 3

HP Part Number
85662.60236
AlA
XYZ Driver Amplifier
Description
XYZ DRIVER AMPLIFIER BOARD ASSEMBLY
(SERIAL PREFIX:
3004~)
CAP-FXO
O.luF
200 V
CAP-FXO
O.OluF
200 V
CAP-FXO
O.OluF
200 V
CAP-VAR
3pF
1.5pF
600 V FEP
CAP-FXO
47OpF
100 V
CAP-FXO
O.luF
200 V
CAP-FXO
O.OluF
200 V
CAP-FXO
O.OluF
200 V
CAP-VAR
3pF
1.5pF
600 V FEP
CAP-FXO
O.luF
50 V
CAP-FXO
O.luF
50 V
CAP-FXO
O.luF
200 V
CAP-FXO
1OuF
20 V TA
CAP-FXO
O.luF
50 V
CAP-FXO
O.luF
50 V
CAP-FXO
O.luF
50 V
CAP-FXO
1OuF
20 V TA
CAP-FXO
O.luF
50 V
CAP-FXO
O.luF
50 V
CAP-FXO
O.luF
200 V
CAP-FXO
O.luF
200 V
CAP-FXO
O.luF
200 V
"AP-FXO
O.OluF
200 V
ZAP-FXO
O.OluF
200 V
ZAP-VAR
3pF
1.5pF
600 V FEP
ZAP-FXO
47OpF
100 V
ZAP-FXO
O.luF
200 V
:AP-FXO
O.OluF
200 V
ZAP-FXO
O.OluF
200 V
:AP-VAR
3pF
1.5pF
600 V FEP
:AP-FXO
O.luF
50 V
:AP-FXO
O.luF
50 V
:AP-FXO
O.luF
200 V
:AP-FXO
1OuF
20 V TA
:AP-FXO
O.luF
50 V
:AP-FXO
O.luF
50 V
:AP-FXO
O.luF
50 V
:AP-FXO
1OuF
20 V TA
:AP-FXO
O.luF
50 V
:AP-FXO
O.luF
50 V
:AP-FXO
O.luF
200 V
:AP-FXO
O.luF
200 V
:AP-FXO
O.luF
200 V
:AP-FXO
O.luF
200 V
:AP-FXO
O.luF
200 V
*Indicates
factoyselected
value
Reference
Designatior
HP Part
Number
C
c
AlA
85662-60236
AlAEClOl
AlA2C102
AlA2C103
AlA2C104
AlA2C105
0160-3670
I
0160-3026
I
0160-3026
I
0121-0474
I
0160-4808
1
AlA2C106
AlA2C107
AlA2C108
AlA2C109
AlALCllO
0160-3670
!
0160-3026
t
0160-3026
t
0121-0474
(
0160-4835
;
AlALClll
AlA2C112
AlA2C113
AlA2C114
AlA2C115
0160-4835
i
0160-3670
E
0180-4136
:
0160-4835
i
0160-4835
i
AlA2C116
AlA2C117
AlA2C119
AlA2C120
AlA2C121
0160-4835
I
0180-4136
3
0160-4835
7
0160-4835
7
0160-3670
f
AlA2C122
AlA2C201
AlA2C202
AlA2C203
AlA2C204
D160-3670
D160-3670
9160-3026
3160-3026
3121-0474
AlA2C205
3160-4808
4
AlA2C206
3160-3670
6
AlA2C207 3160-3026
6
AlA2C208
3160-3026
6
AlA2C209 1121-0474
0
AlA2C210
1160-4835
7
AlA2C211 1160-4835
7
AlA2C212
1160-3670
6
AlA2C213
1180-4136
3
AlA2C214
1160-4835
7
AlA2C215
1160-4835
7
AlA2C216
1160-4835
7
AlA2C217 1180-4136
3
AlA2C219 1160-4835
7
AlA2C220
1160-4835
7
AlA2C221
AlA2C222
AlA2C301
AlA2C302
AlA2C303
1160-3670
6
1160-3670
6
1160-3670
6
U60-3670
6
1160-3670
6
M
-
1
1
1
1
1
1
1
1
1
1
1
1
1
1
1
1
1
1
1
1
1
1
1
1
1
1
1
1
1
1
1
1
1
1
1
1
1
1
1
1
1
1
1
1
1
1
Mfr
Mfr Part
Code Number
2848(
85662-60236
0201(
SR302E104MAAH
0566i
VK33BW103K
0566C
VK33BW103K
0467t
273-0001-002
0201(
SAlOlA471JAAH
0201t
SR302E104MAAH
0566E
VK33BW103K
0566E
VK33BW103K
0467C
273-0001-002
02OlC
SA115C104KAAH
02OlC
SAllSC104KAAH
02OlC
SR302E104MAAH
042OC
1730106X902OW
02OlC
SAllSC104KAAH
02010
SAllSC104KAAH
0201a
SA115C104KAAH
04200
1730106X9020W
02010
SA115C104KAAH
02010
SA115C104KAAH
02010
SR302E104MAAH
02010
SR302E104MAAH
02010
SR302E104MAAH
05668
VK33BW103K
05668
VK33BW103K
04670 273-0001-002
02010
SAlOlA471JAAH
02010
SR302E104MAAH
05668
VK338W103K
05668
VK338W103K
04670 273-0001-002
02010
SA115C104KAAH
02010
SAllSC104KAAH
02010
SR302E104MAAH
04200
1730106X9020W
02010
SAllSC104UuIH
02010
SAllSC104KAAH
02010
SA115C104KAAH
04200
1730106X9020W
02010
SA115C104KAAH
02010
SAllSC104KAAH
02010
SR302E104MAAH
02010
SR302E104MAAH
02010
SR302E104MAAH
02010
SR302E104MAAH
02010
SR302E104MAAH
8566240236 Parts
Lit
Page 1 of 8

HP Part Number 85662-60236
Reference
Designatior
AlA2C304
AlA2C305
AlA2C306
AlA2C307
AlA2C308
HP Part
Number
0160-5913
0160-4801
0160-4835
0121-0474
0160-3670
AlA2C309 0160-3670
AlA2C310
0180-0269
AlA2C311 0180-4136
AlA2C313 0160-4835
AlA2C314 0160-4835
AlA2C315
0180-4136
AlA2C316
0160-4835
AlA2C317 0160-4835
AlA2C318
0160-4835
AlA2C401 0160-3670
I
AlA2C402 0160-3670
f
AlA2C403 0160-3670
t
AlA2C404
0160-4801
;
AlA2C405 0160-2238
(
AlA2C406
0160-4835
;
AlA2C407 0160-4835
i
AlA2C408
0160-4835
i
AlA2C409 0160-4835
i
AlA2C410
0160-3670
E
AlA2C411 0160-4835
i
AlA2C412 D160-4835
I
AlA2CSOl 0180-0269
c
AlA2C503 0160-3670
E
AlA
D160-3670
E
AlA2CRlOl 1901-0050
3
AlA2CR102 1901-0028
E
AlA2CR103
1901-0028
E
AlA2CR104
1901-0028
E
AlA2CR105
1901-0028
5
AlA2CR106
1901-0050
3
AlA2CR201 1901-0050
3
AlA2CR202 1901-0028
5
AlA2CR203 1901-0028
5
AlA2CR204
L901-0028
5
AlA2CR205
L901-0028
5
AlA2CR206
1901-0050
3
AlA2CR301 1901-0028
5
AlA2CR302 1901-0028
5
AlA2CR303 1901-0050
1
AlA2CR401 L901-0028
5
AlA2CR402 .901-0028
j
AlA2CR404 .901-0050
)
AlA2CR405
.901-0050
)
8566240236 Parts Liit
Page 2 of 8
at
1
1
1
1
1
1
1
1
1
1
1
1
1
1
1
1
1
1
1
1
1
1
1
1
1
1
1
1
1
1
1
1
1
1
1
1
1
1
1
1
1
1
1
1
1
1
1
1
AlA
XYZ Driver Amplifier
Description
CAP-FXO 36pF 200 V
CAP-FXO
1OOpF
100 V
CAP-FXO
O.luF
50 V
CAP-VAR
3pF
1.5pF
600 V FEP
CAP-FXO
O.luF
200 V
Mfr
Mfr Part
Code Number
06352
MA12COG20360J
02011
SA102AlOlJAAH
02OlC
SAllSC104KAAH
0467C
273-0001-002
02OlC
SR302E104MAAH
CAP-FXO
O.luF
200 V
02OlC
SR302E104MAAH
CAP-FXO
1uF
150 V AL-ELCTLT
00493 150TlROT6X13M
CAP-FXO
IOuF
20 V TA
04200 1730106X9020W
CAP-FXO
O.luF
50 V
02010 SAllSClO4KAAH
CAP-FXO
O.luF
50 V
02010 SA115C104KAAH
CAP-FXO
1OuF
20 V TA
04200 1730106X9020W
CAP-FXO
O.luF
50 V
02010 SA115C104KAAH
CAP-FXO
O.luF
50 V
02010 SA115C104KAAH
CAP-FXO
O.luF
50 V
02010 SA115C104KAAH
CAP-FXO
O.luF
200 V
02010
SR302E104MAAH
CAP-FXO
O.luF
200 V
02010
CAP-FXO
O.luF
200 V
02010
CAP-FXO
1OOpF
100 V
02010
CAP-FXO
1.5pF
500 V
01468
CAP-FXO
O.luF
50 V
02010
SR302E104MAAH
SR302E104MAAH
SA102AlOlJAAH
SAllSC104KAAH
CAP-FXO
O.luF
50 V
02010 SAllSClO4KAAH
CAP-FXO
O.luF
50 V
02010 SAllSC104KAAH
CAP-FXO
O.luF
50 V
02010
SAllSC104KAAH
CAP-FXO
O.luF
200 V
02010
SR302E104MAAH
CAP-FXO
O.luF
50 V
02010 SA115C104KAAH
CAP-FXO
O.luF
50 V
CAP-FXO
1uF
150 V AL-ELCTLT
CAP-FXO
O.luF
200 V
CAP-FXO
O.luF
200 V
DIODE-SWITCHING 80V 200MA 2NS DO-35
02010
SAl15C104KAAH
00493 150TlROT6X13M
02010
SR302E104MAAH
02010
SR302E104MAAH
00046 lN4150
DIODE-PWR RECT 400V
750MA
DO-29
02037
DIODE-PWR RECT 400V 750MA DO-29
02037
DIODE-PWR RECT 400V 750MA DO-29
02037
DIODE-PWR RECT 400V 750MA DO-29
02037
DIODE-SWITCHING 80V 200MA 2NS DO-35
00046 lN4150
DIODE-SWITCHING 80V 200MA 2NS DO-35
00046
)IOOE-PWR
RECT 400V 750MA DO-29
02037
)IOOE-PM
RECT 400V 750MA DO-29
02037
)IOOE-PWR
RECT 400V 750MA DO-29
02037
IIOOE-PWR
RECT 400V 750MA DO-29
02037
lN4150
)IOOE-SWITCHING
80V 200MA 2NS DO-35
00046
)IOOE-PWR
RECT 400V 750MA DO-29
02037
)IOOE-PWR
RECT 400V
75OMA
DO-29
02037
)IOOE-SWITCHING
80V 200MA 2NS DO-35
00046
)IOOE-PWR
RECT 400V 750MA DO-29
02037
lN4150
lN4150
)IOOE-PWR
RECT 400V 750MA DO-29
02037
)IOOE-SWITCHING
80V 200MA 2NS DO-35
00046
IIOOE-SWITCHING
80V 200MA 2NS DO-35
00046 lN4150
lN4150
*Indicates
factoyselected
value

HP Part Number
85662.60236
AlA2
XYZ Driver Amplifier
Description
Mfr
Mfr Part
Code Number
DIODE-SWITCHING 80V 200MA 2NS DO-35
0004f
lN4150
DIODE-SWITCHING 80V 200MA 2NS DO-35
0004E
lN4150
DIODE-SWITCHING 80V 200MA 2NS DO-35
0004E
lN4150
DIODE-SWITCHING 80V 200MA 2NS DO-35
0004E lN4150
DIODE-SWITCHING 80V 200MA 2NS DO-35
0004E
lN4150
DIODE-SWITCHING 80V 200MA 2NS DO-35
0004E lN4150
CORE-SHIELDING BEAD
01887
56-590-65A2/4A
7-PIN CONNECTOR
CONN-POST TYPE
.lOO-PIN-SPCG
5-CONT
INDUCTOR RF-CH-ML0
1OOUH
+-5%
.1660-INX.
INDUCTOR RF-CH-ML0
1OOUH
+-5%
.1660-INX.
INDUCTOR RF-CH-ML0
1OOUH
+-5%
.1660-INX.
02946 69167-107
02946 69167-105
03273 15M103J
03273 15M103J
03273 15M103J
INDUCTOR RF-CH-ML0
1OOUH
+-5x
.1660-INX.
03273 15M103J
INDUCTOR RF-CH-ML0
1OOUH
+-5%
.1660-INX.
03273 15M103J
INDUCTOR RF-CH-ML0
1OOUH
+-5%
.1660-INX. 03273 15M103J
INDUCTOR RF-CH-ML0
1OOUH
+-5%
.1660-INX.
03273 15M103J
INDUCTOR RF-CH-ML0
1OOUH
+-5%
.1660-INX. 03273 15M103J
INDUCTOR RF-CH-ML0
1OOUH
+-5%
.1660-INX.
NOT ASSIGNED 03273 15M103J
EXTR-PC BO RED POLYC
.062-IN-BO-THKNS
l-
10401
PIN-ROLL
.062-IN-OIA
.25-IN-LG
BE-CU
04559
HEAT SINK SGL
TO-5/TO-39-CS 02608
99-012-062-0250
22258
PLUG-HOLE BOR-HO FOR
.19-O-HOLE
NYL
01924
STANDOFF-RN0
.594-IN-LG
4-40-THO
02038
SCREW-MACH 4-40
.375-IN-LG
PAN-HO-POZI
01125
UASHER-LK HLCL NO. 4
.115-IN-IO 04939
INSULATOR-XSTR NYLON WHITE 02608
207-120241-03-0101
P-535-M17-F16-440
7717-131N
WHITE
CONNECTOR-SGL CONT PIN
1.14-MM-BSC-SZ
SQ 01136
CONNECTOR-SGL CONT PIN
1.14-MM-BSC-SZ
SQ
01136
CONNECTOR-SGL CONT PIN
1.14-MM-BSC-SZ
SQ 01136
CONNECTOR-SGL CONT PIN
1.14-MM-BSC-SZ
SQ 01136
TRANSISTOR PNP SI TO-39 PO=lW
FT=POOMHZ 02037
928-196-004140
928-196-004140
928-196-004140
928-196-004140
TRANSISTOR NPN SI TO-39 PO=lW
FT=150MHZ 02037
TRANSISTOR NPN SI TO-18 PO=360MW
02037
TRANSISTOR PNP 213251 SI TO-18 PO=360MW
02037
TRANSISTOR PNP SI TO-39 PO=lW
FT=200MHZ 02037
TRANSISTOR NPN SI TO-39
PO=lW
FT=lSOMHZ 02037
2N3251
TRANSISTOR NPN SI TO-18 PO=360MW
02037
TRANSISTOR PNP
2N3251
SI TO-18 PO=360MW
02037
TRANSISTOR NPN SI TO-18 PO=360MW
02037
TRANSISTOR NPN SI TO-18 PO=360MW
02037
TRANSISTOR PNP
2N3251
SI TO-18 PO=360MW
02037
2N3251
213251
TRANSISTOR PNP
2N3251
SI TO-18
PO=360MW 02037
TRANSISTOR PNP
2N3251
SI TO-18 PO=360MW
02037
TRANSISTOR PNP 213251 SI TO-18 PO=360MW
02037
TRANSISTOR PNP
2N3251
SI TO-18
PO=36OMU 02037
TRANSISTOR PNP SI TO-39
PO=lW
FT=200MHZ 02037
2N3251
2N3251
2N3251
2N3251
*Indicates factory-selected value
85662-60236 Parts List
Page 3 of 8
Reference
Designatior
HP Part
Number
C
c
AlA2CR406
AlA2CR407
1901-0050
1901-0050
AlA2CR408
AlA2CR409
AlA2CR410
AlA2CR411
AlA2El
1901-0050
1901-0050
1901-0050
1901-0050
9170-0029
AlA2J4
1252-3179
E
AlA2J5
1252-2154
c
AlALL
9140-0210
;
AlA2L102 9140-0210
I
AlA2L103
9140-0210
1
AlA2L201 9140-0210
1
AlA2L202
3140-0210
1
AlA2L203 3140-0210
1
AlA2L301 3140-0210
1
AlA2L302 3140-0210
1
AlA2L303
AlAZMPl
AlA2MP2
AlA2MP3
AlA2MP4
3140-0210
1
1040-0750
7
1480-0073
6
1205-0095
0
AlA2MP5 1403-0026
6
AlA2MP6 1380-1194
1
AlA2MP7
!200-0143
0
AlA2MP8
!190-0003
8
AlAPMPlO
0340-0595
C
AlA2P6
1251-0600
AlA2P7
1251-0600
AlA2P8
1251-0600
AlA2P9
1251-0600
AlA2QlOl 1853-0232
AlA2Q102
1854-0523
AlA2Q103 1854-0404
AlA2Q104
1853-0007
AlA2Q105
1853-0232
AlA2Q106
1854-0523
AlA2Q107
1854-0404
AlA2Q108
1853-0007
AlA2Q109 1854-0404
AlA2QllO
1854-0404
AlALQlll L853-0007
AlA2Q112
1853-0007
AlA2Q113
1853-0007
AlA2Q114
1853-0007
AlA2Q115
1853-0007
AlA2Q201
.853-0232
C
C
C
C
C
4
a
7
0
4
0
7
0
0
7
7
7
7
7
0
)1
1
1
1
1
1
1
1
1
1
1
1
1
1
1
1
1
1
1
2
2
1;
1
1
1
1
1
1
1
1
1
1
1
1
1
1
1
1
1
1
1
1
1
1
1
1
1

HP Part Number 85662-60236
AlA
XYZ Driver Amplifier
Description Mfr
Mfr Part
Code Number
TRANSISTOR NPN SI TO-39 PO=lW
FT=lSOMHZ
02037
TRANSISTOR NPN SI TO-18 PO=360MW
02037
TRANSISTOR PNP
2N3251
SI TO-18 PO=360MW
02037
TRANSISTOR PNP SI TO-39 PO=lW
FT=ZOOMHZ 02037
TRANSISTOR NPN SI TO-39
PO=lW
FT=150MHZ 02037
213251
TRANSISTOR NPN SI TO-18 PO=360MW
02037
TRANSISTOR PNP
2N3251
SI TO-18
PO=360MW 02037
TRANSISTOR NPN SI TO-18
PO=360MW 02037
TRANSISTOR NPN SI TO-18 PO=360MW
02037
TRANSISTOR PNP
2N3251
SI TO-18
PO=360MW 02037
2N3251
2N3251
TRANSISTOR PNP
2N3251
SI TO-18
PO=360MW 02037
TRANSISTOR PNP
2N3251
SI TO-18 PO=360MW
02037
TRANSISTOR PNP
2N3251
SI TO-18
PO=360MW 02037
TRANSISTOR PNP 213251 SI TO-18
PO=360MW 02037
TRANSISTOR PNP SI TO-39 PO=lW
FT=POOMHZ 02037
2N3251
2N3251
2N3251
2N3251
TRANSISTOR NPN SI TO-39 PO=lW
FT=200MHZ 02037
TRANSISTOR PNP
2N3251
SI TO-18
PO=360MW 02037
rRANSISTOR
NPN SI TO-18
PO=360MW
02037
rRANSISTOR
NPN SI TO-18
PO=360MW
02037
rRANSISTOR
NPN SI TO-18
PO=360MW 02037
2N3251
rRANSISTOR
PNP SI TO-39
PO=lW
FT=200MHZ 02037
rRANSISTOR
NPN SI TO-39
PO=lW
FT=ZOOMHZ 02037
rRANSISTOR
PNP
2N3251
SI
TO-18
PO=360MW 02037
rRANSISTOR
NPN SI TO-18
PO=360MW
02037
tESISTOR
1.62K
+-1%
.5W
TF TC=O+-100
01074
2N3251
H2
lESISTOR
5.11K
+-1%
.125W
TF
TC=O+-100
00746 CRB14 OR CRB25
[ESISTOR
10 +-1%
.125W
TF TC=O+-100
00746 CR814 OR CR825
lESISTOR
43.21: +-1%
.5W
TF TC=O+-100
01074
H2
[ESISTOR
6.81K
+-1%
.125W
TF TC=O+-100
00746 CRB14 OR CRB25
LESISTOR
23.71: 1%
.5W
TF TC=O+-100
01074
H2
!ESISTOR
10 +-1%
.125W
TF TC=O+-100
00746 CRB14 OR CRB25
!ESISTOR
61.9K
+-1%
.125W
TF TC=O+-100
00746 CRB14 OR CR825
!ESISTOR
1.62K
+-1%
.5W
TF TC=O+-100
01074
H2
!ESISTOR
5.11K
+-1X
.125W
TF TC=O+-100
00746 CRB14 OR CRB25
!ESISTOR
10 +-1%
.125W
TF
TC=O+-100 00746 CRB14 OR CR825
:ESISTOR
43.21: +-1%
.5W
TF TC=O+-100
01074
H2
:ESISTOR
6.81K
+-1X
.125W
TF TC=O+-100
00746 CR814 OR CR825
:ESISTOR
23.7K
1%
.5W
TF TC=O+-100
01074
H2
.ESISTOR
10 +-1%
.125W
TF TC=O+-100
00746
CRB14 OR CR825
.ESISTOR
61.9K
+-1%
.125W
TF TC=O+-100
00746
CRB14 OR CR825
ESISTOR-TRMR 2K 10% TKF SIDE-AOJ
l-TRN 03744 3386X-Y46-202
ESISTOR 3.831: 1% .125W TF TC=O+-100 00746
CR814 OR CRB25
ESISTOR 681 +-1%
.125W
TF TC=O+-100
00746
CRB14 OR
CR825
ESISTOR-TRMR 2K 10% TKF SIDE-AOJ
l-TRN 03744 3386X-Y46-202
ESISTOR 3.83K 1%
.125W
TF TC=O+-100
00746 CRB14 OR CRB25
ESISTOR 4.64K 1%
.125W
TF TC=O+-100
00746 CRB14 OR CR825
ESISTOR
1.47K
+-1%
.125W
TF TC=O+-100
00746
CR814 OR CRB25
ESISTOR
2.15K
1%
.125W
TF TC=O+-100
00746
CR814 OR CRB25
*Indicates factory-selected value
Reference
Designatior
AlA2Q202
AlA2Q203
AlA2Q204
AlA2Q205
AlA2Q206
HP Part
Number
1854-0523
1854-0404
1853-0007
1853-0232
1854-0523
AlA2Q207 1854-0404
AlA2Q208 1853-0007
AlA2Q209 1854-0404
AlA2Q210 1854-0404
AlA2Q211 1853-0007
AlA2Q212 1853-0007
AlA2Q213 1853-0007
AlA2Q214 1853-0007
AlA2Q215
1853-0007
AlA2Q301 1853-0232
I
AlA2Q302 1854-0419
/
AlA2Q303 1853-0007
/
AlA2Q304 1854-0404
(
AlA2Q305
1854-0404
(
AlA2Q306
1854-0404
(
AlA2Q401
.853-0232
(
AlA2Q402
.854-0419
i
AlA2Q403
.853-0007
i
AlA2Q404
.854-0404
(
AlA2RlOl
)757-0873
t
AlA2R102
1757-0438
AlA2R103
1757-0346
AlA2R104
1757-0851
AlA2R105
1757-0439
AlA2R106
1698-3417
AlA2R107
1757-0346
AlA2R108
1757-0460
AlA2R109
1757-0873
AlA2RllO
1757-0438
AlAZRlll 757-0346
AlA2R112 757-0851
AlA2R113 757-0439
AlA2R114
698-3417
AlA2R115
757-0346
AlA2R116 757-0460
AlA2R117 loo-3273
AlA2R118 698-3153
AlA2R119 757-0419
AlA2R120 loo-3273
AlA2R121 698-3153
AlA2R122 698-3155
AlA2R123 757-1094
AlA2R124 698-0084
c
I
i
4
4
E
E
1
z
3
7
1
1
3
>
1
I
3
1
I
i
I
.
8566260236 Parts List
Page 4 of 8
#
1
1
1
1
1
1
1
1
1
1
1
1
1
1
1
1
1
1
1
1
1
1
1
1
1
1
1
1
1
1
1
1
1
1
1
1
1
1
1
1
1
1
1
1
1
1
1
1

Reference
Designation HP Part
Number
C
I:
AlAZR125
0698-0084
!
AlA2R126
0757-0440
;
AlA2R127 2100-3353
t
AlA2R128
0757-0444
1
AlA2R129
0757-0428
1
AlA2R130
0757-0428
I
AlA2R131 0757-0394
t
AlA2R132
0698-3150
f
AlA2R133 0698-3150
E
AlA2R134 0698-3155
I
AlA2R135 0757-0394
c
AlA2R136
0757-0438
?
AlA2R137 0698-3153
9
AlA2R138
0698-0084
9
AlA2R139
3698-0084
9
AlA2R140
3757-0401
0
AlA2R141 3757-0401
c
AlA2R142
AlA2R143
AlA2R144
AlA2R145
AlA2R146
3757-0394
1757-0401
1757-0401
1757-0401
1757-0401
AlA2R201 1757-0873
0
AlA2R202 1757-0438
3
AlA2R203 1757-0346
2
AlA2R204
1757-0851
4
AlA2R205
1757-0439
4
AlA2R206 1698-3417
8
AlA2R207 1757-0346
2
AlA2R208 )757-0460
1
AlA2R209
)757-0873
0
AlA2R210 )757-0438
3
AlA2R211
1757-0346
AlA2R212
1757-0851
AlA2R213
1757-0439
AlA2R214
)698-3417
AlA2R215
1757-0346
RlA2R216
1757-0460
41A2R217
1100-3273
41A2R218
1698-3153
41A2R219
1757-0419
41A2R220
loo-3273
41A2R221
1698-3153
UA2R222
1698-3155
UA2R223
1757-1094
41A2R224
1698-0084
llA2R225
1698-0084
2
4
4
6
2
1
1
3
3
1
3
1
3
3
3
at
1
1
1
1
1
1
1
1
1
1
1
1
1
1
1
1
1
1
1
1
1
1
1
1
1
1
1
1
1
1
1
1
1
1
1
1
1
1
1
1
1
1
1
1
1
1
1
AlA
XY2 Driver Amplifier
Description
RESISTOR
2.15K
1%
.125W
TF TC=O+-100
RESISTOR
7.5K
+-1%
.125W
TF TC=O+-100
Mfr
Mfr Part
Code Number
RESISTOR-TRMR 20K 10% TKF SIDE-ADJ
l-TRI 03744
RESISTOR
12.lK
+-1%
.125W
TF TC=O+-100
00746
RESISTOR
1.62K
+-1%
.125W
TF TC=O+-100
00746
RESISTOR
1.62K
+-1%
.125W
TF TC=O+-100
00746
RESISTOR 51.1 +-1%
.125W
TF TC=O+-100
00746
RESISTOR 2.371: 1%
.125W
TF TC=O+-100
00746
RESISTOR 2.371: 1%
.125W
TF
TC=O+-100 00746
RESISTOR 4.641: 1%
.125W
TF TC=O+-100
00746
RESISTOR 51.1 +-1%
.125W
TF TC=O+-100
00746
RESISTOR
5.11K
+-1%
.125W
TF TC=O+-100
00746
RESISTOR 3.831: 1% .125W TF TC=O+-100
RESISTOR
2.15K
1%
.125W
TF TC=O+-100
RESISTOR
2.15K
1%
.125W
TF TC=O+-100
RESISTOR 100 +-1%
.125W
TF TC=O+-100
RESISTOR 100 +-1%
.125W
TF TC=O+-100
00746
00746
00746
00746
00746
RESISTOR 51.1 +-1%
.125W
TF TC=O+-100
00746
RESISTOR 100 +-1%
.125W
TF TC=O+-100
00746
RESISTOR 100 +-1%
.125W
TF TC=O+-100
00746
RESISTOR 100 +-1%
.125W
TF TC=O+-100
00746
RESISTOR 100 +-1X
.125W
TF TC=O+-100
00746
RESISTOR
1.62K
+-1%
.5W
TF TC=O+-100
01074
RESISTOR 5.11K +-1%
.125W
TF TC=O+-100
00746
RESISTOR 10 +-1X
.125W
TF TC=O+-100
00746
RESISTOR 43.21: +-1X
.5W
TF TC=O+-100
01074
RESISTOR
6.81K
+-1%
.125W
TF TC=O+-100
00746
RESISTOR 23.71: 1%
.5W
TF TC=O+-100 01074
RESISTOR 10 +-1%
.125W
TF TC=O+-100
00746
RESISTOR
61.9K
+-1%
.125W
TF TC=O+-100
00746
RESISTOR
1.62K
+-1%
.5W
TF TC=O+-100
01074
RESISTOR
5.11K
+-1%
.125W
TF TC=O+-100
00746
RESISTOR 10 +-1%
.125W
TF TC=O+-100
00746
RESISTOR 43.21: +-1%
.5W
TF TC=O+-100 01074
RESISTOR
6.81K
+-1%
.125W
TF TC=O+-100
00746
RESISTOR 23.7K 1%
.5W
TF TC=O+-100
01074
RESISTOR 10 +-1%
.125W
TF TC=O+-100
00746
RESISTOR
61.9K
+-1%
.125W
TF TC=O+-100
00746
RESISTOR-TRMR 2K 10% TKF SIDE-ADJ l-TRN
03744
RESISTOR 3.83K 1%
.125W
TF TC=O+-100
00746
RESISTOR 681 +-1%
.125W
TF TC=O+-100
00746
?ESISTOR-TRMR
2K 10% TKF SIDE-ADJ
l-TRN 03744
7ESISTOR
3.83K
1%
.125W
TF TC=O+-100
00746
?ESISTOR
4.64K
1%
.125W
TF TC=O+-100
00746
7ESISTOR
1.47K
+-1%
.125W
TF TC=O+-100
00746
7ESISTOR
2.15K
1%
.125W
TF TC=O+-100
00746
7ESISTOR
2.15K
1%
.125W
TF TC=O+-100
00746
*Indicates factory-selected value
CR814 OR CR825
CR814 OR CRB25
3386X-146-203
CRB14 OR CRB25
CRB14 OR CRB25
CR814 OR CRB25
CRB14 OR CRB25
CR814 OR CRB25
CRB14 OR CRB25
CRB14 OR CR825
CR814 OR CRB25
CRB14 OR CRB25
CRB14 OR CRB25
CR814 OR CRB25
CRB14 OR CR825
CR814 OR CRB25
CR814 OR CRB25
CR814 OR CR825
CR814 OR CRB25
CRB14 OR CRB25
CR814 OR CR625
CR814 OR CRB25
H2
CR814 OR CR825
CR814 OR CR825
H2
CRB14 OR CRB25
H2
CR814 OR CR825
CR814 OR CRB25
H2
CRB14 OR CRB25
CRf314 OR CR825
H2
CR814 OR CRB25
H2
CR814 OR CRB25
CRB14 OR CRB25
3386X-Y46-202
CR814 OR CRB25
CR814 OR CRB25
3386X-Y46-202
CR814 OR CR825
CR814 OR CRB25
CRB14 OR CRB25
CR814 OR
CR825
CR814 OR CR825
85662-60236
parts
List
Page 5 of 8

HP Part Number 85662-60236
AlA
XYZ Driver Amplifier
Description Mfr Mfr Part
Code Number
RESISTOR
7.5K
+-1%
.125W
TF TC=O+-100
0074t
CRB14 OR CRB25
RESISTOR-TRMR 20K 10% TKF SIDE-ADJ
l-TRN 03741
3386X-Y46-203
RESISTOR
12.1K
+-1%
.125W
TF TC=O+-100
0074f
CRB14 OR CRB25
RESISTOR
1.62K
+-1%
.125W
TF TC=O+-100
0074f
CRB14 OR CRB25
RESISTOR
1.62K
+-1%
.125W
TF TC=O+-100
0074f
CR814 OR CR825
RESISTOR 51.1 +-1%
.125W
TF TC=O+-100
00741
CRB14 OR CRB25
RESISTOR
2.37K
1%
.125W
TF TC=O+-100
00741
CRB14 OR CR825
RESISTOR 2.371: 1% .125W TF TC=O+-100
0074E
CRB14 OR CRB25
RESISTOR 4.641: 1%
.125W
TF TC=O+-100
0074E
CR814 OR CRB25
RESISTOR 51.1 +-1%
.125W
TF TC=O+-100
0074E
CR814 OR CR825
RESISTOR
5.11K
+-1%
.125W
TF TC=O+-100
0074E
CRB14 OR CR825
RESISTOR 3.83K 1%
.125W
TF TC=O+-100
0074E
CRB14 OR CR825
RESISTOR
2.15K
1%
.125W
TF TC=O+-100
0074E
CR814 OR CRB25
RESISTOR
2.15K
1%
.125W
TF TC=O+-100
0074E
CRB14 OR CRB25
RESISTOR 100 +-1%
.125W
TF TC=O+-100
00746
CR814 OR CRB25
RESISTOR 100 +-1%
.125W
TF TC=O+-100
00746
CRB14 OR CRB25
RESISTOR 51.1 +-1%
.125W
TF TC=O+-100
00746
CR814 OR CR825
RESISTOR 100 +-I%
.125W
TF TC=O+-100
00746
CR814 OR CRB25
RESISTOR 100 +-1X
.125W
TF TC=O+-100
00746
CR814 OR
CR825
RESISTOR 100 +-1%
.125W
TF TC=O+-100
00746
CR814 OR CR825
RESISTOR 100 +-1%
.125W
TF TC=O+-100
00746
CRB14 OR
CR825
RESISTOR 909 +-1%
.5W
TF TC=O+-100
01074
H2
RESISTOR 2.871: 1% .125W TF TC=O+-100 00746
CRB14 OR CRB25
RESISTOR 51.1 +-1%
.125W
TF TC=O+-100
00746
CRB14 OR CR825
RESISTOR 51.1 +-1%
.125W
TF TC=O+-100
00746
CRB14 OR CRB25
RESISTOR
21.5K
1%
.5W
TF TC=O+-100
01074
H2
?ESISTOR
14.7K
1%
.5W
TF TC=O+-100
01074
H2
?ESISTOR
3.48K
1%
.125W
TF TC=O+-100
00746
CR814 OR CRB25
IESISTOR-TRMR
5K 10% TKF SIDE-ADJ
l-TRN 03744
3386X-Y46-502
7ESISTOR
1.62K
+-1%
.125W
TF TC=O+-100
00746
CR814 OR CRB25
7ESISTOR
11K
+-1%
.125W
TF TC=O+-100
00746
CR814 OR CRB25
tESISTOR
8.25K
+-1%
.125W
TF TC=O+-100
00746
CR814 OR CRB25
IESISTOR
2.61K
1%
.125W
TF TC=O+-100
00746
CRB14 OR CR825
ZESISTOR
10 +-1%
.125W
TF TC=O+-100
00746
CR814 OR CRB25
{ESISTOR
11K
+-1%
.125W
TF TC=O+-100
00746
CRB14 OR CR825
ZESISTOR
1K
+-1%
.125W
TF TC=O+-100
00746
CR814 OR CR825
IESISTOR
12.1K
+-1%
.125W
TF TC=O+-100
00746
CR814 OR CRB25
lESISTOR
1lOK
+-1%
.125W
TF TC=O+-100
00746
CRB14 OR CR825
lESISTOR
4.64K
1%
.125W
TF TC=O+-100
00746
CR814 OR CRB25
(ESISTOR-TRMR
5K 10% TKF SIDE-AOJ
l-TRN 03744
3386X-146-502
RESISTOR 51.1 +-1%
.125W
TF TC=O+-100
00746
CRB14 OR CR825
RESISTOR 51.1 +-I%
.125W
TF TC=O+-100
00746
CR814 OR CR825
RESISTOR 51.1 +-1%
.125W
TF TC=O+-100
00746
CR814 OR CRB25
RESISTOR-ZERO OHMS 22 AWG LEAD DIA
01339 L-2007-1
RESISTOR
9.09K
+-1%
.125W
TF TC=O+-100
00746
CRB14 OR CR825
RESISTOR 909 +-1%
.5W
TF TC=O+-100
01074
H2
?ESISTOR
2.871: 1%
.125W
TF TC=O+-100
00746
CRB14 OR CRB25
ZESISTOR
51.1 +-1%
.125W
TF
TC=O+-100 00746
CRB14 OR CR825
*Indicates facto y-selected value
Reference
Designatior
AlA2R226
AlA2R227
AlA2R228
AlA2R229
AlA2R230
HP Part
Number
0757-0440
2100-3353
0757-0444
0757-0428
0757-0428
AlA2R231 0757-0394
AlA2R232 0698-3150
AlA2R233 0698-3150
AlA2R234 0698-3155
AlA2R235
0757-0394
AlA2R236
0757-0438
AlA2R237 0698-3153
AlA2R238
0698-0084
AlA2R239
0698-0084
AlA2R240
0757-0401
AlA2R241 0757-0401
AlA2R242 0757-0394
AlA2R243 0757-0401
AlA2R244
0757-0401
AlA2R245
0757-0401
AlA2R246
0757-0401
AlA2R301 0757-0819
AlA2R302
3698-3151
AlA2R303 3757-0394
AlA2R304 3757-0394
AlA2R305
3698-3416
AlA2R306
3698-3414
AlA2R307 1698-3152
AlA2R308
X00-3207
AlA2R309 1757-0428
AlA2R310
1757-0443
AlA2R311 1757-0441
AlA2R312 1698-0085
AlA2R313 1757-0346
AlA2R314 1757-0443
AlA2R315 1757-0280
AlA2R316
1757-0444
AlA2R317
1757-0466
AlA2R318
1698-3155
AlA2R319
1100-3207
AlA2R320
0757-0394
AlA2R325
0757-0394
AlA2R327
0757-0394
AlA2R328
3159-0005
AlA2R329
3757-0288
AlA2R401 1757-0819
AlA2R402 1698-3151
AlA2R403 1757-0394
85662-60236
parts
List
Page 6 of 8
t
,
I
I
I
i
:
!
c
c
(
(
t
(
(
[
[
4
7
c
c
7
5
3
1
1
I
3
I
,
1
I
!
I
Qt
-
1
1
1
1
1
1
1
1
1
1
1
1
1
1
1
1
1
1
1
1
1
1
1
1
1
1
1
1
1
1
1
1
1
1
1
1
1
1
1
1
1
1
1
1
1
1
1
1
-

HP Part Number 85662-60236
AlA
XYZ Driver Amplifier
Reference
HP Part C
Mfr
Mfr Part
Designation Number
DW
Description
Code Number
AlA2R404 0757-0394
0
1
RESISTOR 51.1 +-1%
.125W
TF TC=O+-100
00746
CRB14 OR CR825
AlA2R405
0698-3416
7
1
RESISTOR
21.5K
1%
.5W
TF TC=O+-100
01074
H2
AlA2R406
0757-0841
2
1
RESISTOR
12.1K
+-1%
.5W
TF TC=O+-100
01074
H2
AlA2R407 0698-3152
8
1
RESISTOR
3.48K
1%
.125W
TF TC=O+-100
00746
CRB14 OR CR825
AlA2R408
0757-0280
3
1
RESISTOR
1K
+-1%
.125W
TF TC=O+-100
00746
CR814 OR CRB25
AlA2R409 2100-3207
11
RESISTOR-TRMR 5K 10% TKF SIDE-ADJ
l-TRN 03744 3386X-Y46-502
AlA2R410
0698-0084
9
1
RESISTOR
2.15K
1%
.125W
TF TC=O+-100
00746 CRB14 OR CR825
AlA2R411 0698-3154
0
1
RESISTOR 4.221: 1% .125W TF TC=O+-100 00746
CR814 OR CRB25
AlA2R412 0757-0416
71
RESISTOR 511 +-1%
.125W
TF TC=O+-100
00746
CRB14 OR CR825
AlA2R413 0757-0465
6
1
RESISTOR
1OOK
+-1%
.125W
TF TC=O+-100
00746
CR814 OR CRB25
AlA2R415
0757-0459
8
1
RESISTOR 56.21: +-1% .125W TF TC=O+-100 00746
CR814 OR CR825
AlA2R416
0698-0084
9
1
RESISTOR
2.15K
1%
.125W
TF TC=O+-100
00746
CRB14 OR CRB25
AlA2R417 0698-6322
0
1
RESISTOR 4K +-0.1%
.125W
TF TC=O+-25
00746
CR814 OR CR825
AlA2R418 0698-6322
0
1
RESISTOR 4K +-0.1%
.125W
TF TC=O+-25
00746
CR814 OR CRB25
AlA2R419 0698-6322
0
1
RESISTOR 4K +-0.1%
.125W
TF TC=O+-25
00746
CRB14 OR CRB25
AlA2R420
0698-6322
0
1
RESISTOR 4K +-0.1%
.125W
TF TC=O+-25
00746
CRB14 OR CRB25
AlA2R421 0698-6624
5
1
RESISTOR 2K +-0.1X
.125W
TF TC=O+-25
00746
CR814 OR CR825
AlA2R423 0757-0199
3
1
RESISTOR
21.5K
+-1%
.125W
TF TC=O+-100
00746
CRB14 OR CRB25
AlA2R424 0698-3154
0
1
RESISTOR 4.221: 1%
.125W
TF TC=O+-100 00746 CR814 OR CRB25
AlA2R425
0757-0444
1
1
RESISTOR
12.1K
+-1%
.125W
TF TC=O+-100
00746 CRB14 OR CR825
AlA2R426
2100-3273
11
RESISTOR-TRMR 2K 10% TKF SIDE-AOJ l-TRN
03744 3386X-146-202
AlA2R427 2100-3273
11
RESISTOR-TRMR 2K 10% TKF SIDE-ADJ
l-TRN 03744 3386X-Y46-202
AlA2R429 0698-6322
0
1
RESISTOR 4K +-0.1%
.125W
TF TC=O+-25
00746 CR814 OR CR825
AlA2R430
0698-6322
0
1
RESISTOR 4K +-0.1%
.125W
TF TC=O+-25
00746 CR814 OR CRB25
AlA2R431 0698-6322
0
1
RESISTOR 4K +-0.1%
.125W
TF TC=O+-25
00746 CRB14
OR
CRB25
AlA2R432 0698-6322
0
1
RESISTOR 4K +-0.1%
.125W
TF TC=O+-25
00746
CRB14 OR CR825
AlA2R433 0698-6624
5
1
RESISTOR 2K +-0.1%
.125W
TF TC=O+-25
00746
CR814 OR CRB25
AlA2R435 0757-0199
3
1
RESISTOR
21.5K
+-1%
.125W
TF TC=O+-100
00746 CRB14
OR CRB25
AlA2R436
0698-3154
0
1
RESISTOR 4.221: 1% .125W TF TC=O+-100 00746
CR814 OR CRB25
AlA2R437 2100-3273
1
1
RESISTOR-TRMR 2K 10% TKF SIDE-ADJ
l-TRN 03744 3386X-Y46-202
AlA2R438
0757-0444
11
RESISTOR 12.11: +-1% .125W TF TC=O+-100 00746
CRB14 OR CR825
AlA2R440 2100-3273
11
RESISTOR-TRMR 2K 10% TKF SIDE-ADJ
l-TRN 03744 3386X-146-202
AlA2R443 0757-0279
0
1
RESISTOR 3.16K +-1%
.125W
TF TC=O+-100
00746
CR814 OR CRB25
AlA2R445 0757-0401
0
1
RESISTOR 100 +-1%
.125W
TF TC=O+-100
00746
CRB14 OR CR825
AlA2R512 2100-3353
8
1
RESISTOR-TRMR 20K 10% TKF SIDE-ADJ l-TRN
03744 3386X-146-203
AlA2R513 2100-3355
0
1
RESISTOR-TRMR
1OOK
10% TKF SIDE-ADJ
l-TR 03744
3386X-Y46-104
AlA2R514 0757-0199
3
1
RESISTOR
21.5K
+-1%
.125W
TF TC=O+-100
00746
CRB14 OR CR825
AlA2R515 0757-0280
3
1
RESISTOR
1K
+-1%
.125W
TF
TC=O+-100
00746
CR814 OR CR825
AlA2R516 2100-3354
9
1
RESISTOR-TRMR 50K 10% TKF SIDE-AOJ
l-TRN 03744 3386X-Y46-503
AlA2R517 2100-3354
9
1
RESISTOR-TRMR 50K 10% TKF SIDE-ADJ
l-TRN 03744 3386X-Y46-503
AlA2R518
0698-0084
9
1
RESISTOR
2.15K
1%
.125W
TF TC=O+-100
00746
CR814 OR CRB25
AlA2TP104 0360-0535
0
1
TERMINAL-TEST POINT
.330IN
ABOVE
04055
AlA2TP105
0360-0535
0
1
TERMINAL-TEST POINT
.330IN
ABOVE
04055
AlA2TP106
0360-0535
0
1
TERMINAL-TEST POINT
.330IN
ABOVE
04055
AlA2TP204 0360-0535
0
1
TERMINAL-TEST POINT
.330IN
ABOVE
04055
AlA2TP205
0360-0535
0
1
TERMINAL-TEST POINT
.330IN
ABOVE
04055
AlA2TP301 0360-0535
0
1
TERMINAL-TEST POINT
.330IN
ABOVE
04055
*Indicates factory-selected value
8566240236
parts
List
Page 7 of 8

Reference HP Part
C
Designation Number
D
AlA2TP401 1360-0535
0
AlA2TP501 1360-0535
0
AlA2UlOl L826-1796
6
AlA2U201 1826-1796
6
AlA2U401
1826-1422
5
AlA2U402
.826-1422
5
AlA2VR501
1902-1422
7
AlA2VR502
.902-1422
7
-
a
-
1
1
1
1
1
1
1
1
-
HP Part Number 85662-60236
AlA
XYZ Driver Amplifier
Description
TERMINAL-TEST POINT
.330IN
ABOVE
04055
TERMINAL-TEST POINT
.330IN
ABOVE
04055
IC OP AMP H-SLEW-RATE DUAL 8-DIP-P PKG
02037
IC OP AMP H-SLEW-RATE DUAL 8-DIP-P PKG
02037
IC OP AMP WB QUAD 14-DIP-P PKG
02037
IC OP AMP
W8
QUAD
14-DIP-P
PKG
02037
DIODE-ZNR 56V 5% DO-35
PD=.4W
TC=+.116%
02037
DIODE-ZNR 56V 5% DO-35
PD=.4W
TC=+.116%
02037
85662-60236
parts
List
Page8of8
*Indicates factoy-selected value
Mti
Mfr Part
Code Number
MC34082P
MC34082P
MC34084P
MC34084P


R31
ORTHO
\
FOCUS
GAIN
INT
LIMIT
r
cGrl/i
;zJ,
3
@
I-Ll-Ill~l\
‘-
I--r
rnrri-j
,cc
I
_
0
a10
“@-cJ@
@(q-j
I
::
+
LL
q
:
N
0
;
2
:z
ufa,
0
1
@Gj@J
*I
14
u
-
--
1
u--l-
TPS
I+1
I
1
16
Pl
15
30
000000000000000’
R5
INT
GAIN
/
AlA
Z Axis Amplifier Component Locations, 85662-60100

3
AlA
XYZ
Driver Amplifier Component Locations, 85662-60236




AlA
AlA
High Voltage Regulator (85662-60059), Circuit Description
(Serial Number Prefixes: 2403A-3001A)
Warning
6
The CRT filament potential is connected to the -4000 V dc cathode potential,
which is dangerous to life.
The post-accelerator potential of approximately
+18
kV is supplied by High Voltage
Multiplier
AlAll.
Refer to block diagram.
High-Voltage Transformer
@
High-Voltage Rectifier and
Filter
@
The cathode of CRT
AlVl
operates at -4000 V dc. This voltage is generated by rectifying
an ac signal (approximately 30
kHz)
on the secondary of High-Voltage Transformer
Tl.
The
primary side of
Tl
is an oscillator circuit located in
AlA
f15
V Regulator. The rectifier
circuit consists of CR1 and filter components Cl, R3, and C3. The CRT filament voltage of
4.45 V rms is generated by another secondary winding of
Tl
and is held at -4000 V dc by
Rl.
The cathode voltage is stabilized by a feedback control circuit consisting of R4, C4, and the
amplifier circuit in
AlA
f15
V Regulator in conjunction with a primary feedback winding
on
Tl.
Refer to the circuit description of
AlA6.
The cathode voltage is set by HV ADJ
potentiometer
AlA6R32
in the Oscillator Level Control circuit of
AlA6.
Control Grid Level Shift
@
The control grid voltage is provided by generating a bias voltage with respect to the cathode
voltage. This bias voltage is generated by a capacitively coupled, clipped sine-wave signal
at the junction of C2 and C5. The sine wave is derived from the
Tl
secondary through R2.
The upper clipping level is set by INTENSITY LIMIT adjustment
AlA2R35
in
AlA
2 Axis
Amplifier. The lower clipping level is set by the output of the Control Gate Amplifier in
AlA2.
The clipped sine-wave signal is coupled to the control grid circuit through C5, where
it is rectified by CR3 and CR4 to generate a dc bias voltage across R7. C6, RlO, and C7
constitute a filter to remove ripple from the bias voltage. C7 also allows fast pulse signals to
be coupled directly to the control grid, to maintain response times of 30 ns or less.
AlA
1

Focus Grid Charge Level Shift
@
The focus voltage is set by a resistive divider string from the cathode, with an intensity-focus
correction bias developed in a manner similar to that of the control grid bias voltage described
above. FOCUS LIMIT potentiometer R14 sets the focus grid to approximately -2500 V dc,
and the focus bias is generated by a clipped sine wave at the junction of
C9
and
ClO.
This
upper clipping level is set by VR2 (+82.5 V),
FOCUS GATE voltage from
AlA2.
and the lower clipping level is set by the
2
AlA

AlA
High Voltage Regulator (85662-60233), Circuit Description
(Serial Number Prefixes: 3004A and Above)
The High Voltage Regulator PC board couples the grid drive and focus control signals to their
dc bias voltages to drive the CRT. It also provides mounting and interconnect for the
AlASAl
High Voltage Module to
AlVl
CRT and the
AlA
High Voltage Power Supply drive and
control circuitry.
Control Grid Level Shift
@
The filament voltage from the
AlASAl
High Voltage Module is connected to the CRT
through this function block. The filament voltage is adjusted by adjusting the drive to the HV
module so as to get 6.0 V
20.05
V ac.
TPlA
and
TPlB
are provided to measure the filament
voltage.
Warning
High Voltage. Test points
TPlA
and TPlB are at -2400 V dc.
The cathode voltage is connected to one of the filament leads inside the
AlA3Al
HV Module.
Cl provides primary filtering of the cathode voltage while
Rl
and C3 provide a secondary
stage of filtering. The filtered voltage is fed to the CRT through current sensing resistor, R26.
The High Voltage Feedback is fed to the
AlA
High Voltage Power Supply regulator circuitry
through R3 and C2.
The control grid modulates the beam current and thus the brightness of the CRT. The grid
cutoff voltage of the CRT, the voltage that will turn the CRT off completely, is between -60
V and -90 V relative to the cathode. This dc offset on the grid is generated by capacitively
coupling an ac signal onto the dc bias voltage and rectifying it into dc signal. The amplitude
of the ac voltage is clamped to control the amount of dc signal that is added to the cathode
voltage. The source of the ac voltage is a winding in the High Voltage Module that generates
about 400 V p-p at 30
kHz.
One side of this winding is grounded at
J2-2
(COM). The other
side connects to
J2-3,
HOT. It is capacitively coupled through Cl3 and current limited by
R9.
The amplitude of this signal is clamped between two dc levels, Intensity Limit and Control
Gate.
Intensity Limit is an adjustable dc voltage (56 to 120 V dc) from
AlA
XYZ Driver Amplifier.
Control Gate is the output of the Z Axis (brightness) amplifier on
AlA2.
The Control Gate
signal is set to a dc level that represents the dark threshold level, the cutoff voltage. The
currents are small enough that the voltage drops across R12 and R13 can be ignored. CR4
is biased so that if the voltage at TP3 tries to drop below 45 V, CR4 will conduct and hold
the voltage at 45 V
(AlA
XYZ Driver Amplifier is designed so that the dark threshold is
approximately 45 V). The anode of CR4 is at a voltage between 56 V and 120 V.
VRl
adds
34.8 volts to the anode voltage of CR4 so that CR3 will conduct at somewhere between 90 V
and 155 V. This determines the upper value of the ac voltage and sets the adjustable range of
the peak-to-peak voltage of TP3 at between 45 V to 110 V. This ac voltage is coupled through
C4 to the node between CR1 and CR2. As the ac voltage swings negative, current flows
through R8 and CR2 to charge C5 to a negative voltage; as the ac voltage swings positive,
CR1 is turned on and the node is held at the cathode voltage. This results in a process
that charges C5 to a dc level more negative than the cathode voltage by the peak-to-peak
amplitude of the adjustable ac voltage. Since the cutoff requirement is between -60 V and
AlA
3

-90 V, the adjustment range is adequate to change a 45 V Control Gate dark threshold signal
into the desired cutoff voltage at the CRT grid.
To turn the CRT on, the grid voltage must be raised more positive toward the cathode from
the cutoff voltage. The Control Gate signal, the analog of the desired CRT brightness,
comes from the
AlA
XYZ Driver Amplifier board. The Control Gate signal has the correct
relative-voltage amplitude to drive the grid but it has a 0 V to 110 V signal range and the
grid is at -2400 V co (V cutoff). The 45 V dark threshold voltage can be translated to the
CRT cutoff voltage by adjusting the INTENSITY LIMIT pot on the
AlA
board. In order for
the beam to be turned on to the desired intensity, the grid voltage must be more positive.
The CRT has a maximum drive voltage requirement of 55 V. Drive voltage is defined as the
voltage, more positive than cutoff, that is required to bring the CRT to maximum allowable
intensity. The
AlA
Z Axis Driver Amplifier gain is adjustable, giving approximately 60
V above the 45 V dark threshold (105 V total). This signal is coupled onto the grid signal
two ways. If the instantaneous level of the control gate signal is raised, the peak-to-peak ac
voltage at TP3 is reduced by an equal amount. This raises the grid voltage by the same
amount that the ac voltage is reduced. The result is an Offset dc coupling of the Control Gate
signal onto the grid. However, the response time is fairly slow, requiring several cycles of the
30
kHz
ac signal to establish the dc level. This problem is solved by C6, which capacitively
couples the Control Gate signal directly onto the grid signal. The result of these two coupling
methods is that the fast edges are capacitively coupled and then the dc level is maintained
with the Offset dc coupling. This circuit accurately follows the 40 ns rise- and fall-times of the
Control Gate signal and also maintains dc level for the longest direct video vectors (10 ms).
Neon glow lamps,
DSl
and DS2, act to limit the grid-to-cathode voltage to approximately 150
V. This prevents arcing inside the CRT if a circuit failure should occur and on power-down
discharges of C5 and C6 as the cathode voltage drops. There are eleven spark gaps, El
through Ell, that are designed in as part the PC board traces. These spark gaps are used to
protect various low level signals against leakage or shorts in any of the capacitors that have
high voltage across them.
Focus Grid Level Shift
@
The focus grid in the CRT needs to be approximately -1500 V dc to properly focus the beam.
It is necessary to modify this voltage to correct for beam intensity and beam position.
The basic operation of the Focus Grid Level Shift is the same as Control Gate Level Shift
@
with a few exceptions. The Focus Gate signal works just like the Control Gate signal, it uses
the same ac and “Offset dc” coupling technique to couple the focus amplifier signal onto the
focus grid. The basic level of the focus grid id determined by a resistive divider formed by R2,
R14, and R15. R14 allows for the initial adjustment of the low brightness center screen focus
voltage. This is the voltage that all corrections are added to. Instead of the Intensity Limit
signal, the Focus Grid Level Shift circuit has a fixed dc level clamp voltage of 82 V set up by
VR2.
This function block also serves as an interconnect for the
+18
V dc and the DRIVE signal for
the High Voltage Module from the
AlA
High Voltage board.
4
AlA

CRT Removal and Replacement
(Serial Number Prefixes: 2403A-3001A)
Warning
This procedure should be performed by qualified personnel only. Voltages are
9
present which, if contacted, could cause serious personal injury. Approximately
-4000 V dc is present on the
AlA
High Voltage Regulator assembly even
when the ac line cord is disconnected. The CRT can hold a +18 kV dc charge
for several days if the post accelerator cable is not discharged.
Warning
Do not handle the
AlVl
CRT, the
AlA
High-Voltage Regulator Assembly
or Al Al 1 High-Voltage Multiplier until the following high-voltage discharge
procedure has been performed.
Removal Procedures
1. Remove the ac line cord from both instrument sections.
Warning
With the ac power cords disconnected, voltages can still be present which, if
contacted, could cause serious personal injury.
2. Remove the feet
@
from the rear of the instrument by removing the screws
@
shown in
Figure 1. Remove the feet
@
by removing the screws
@
and loosening the thumbscrews
0.
3. Separate the instruments by holding the RF Section in place and pulling forward, toward
the front panel, on the IF-Display Section.
Figure 1. CRT Replacement, Instrument Rear View
4. When the instruments have been separated, remove the top cover from the IF-Display
Section by loosening the screw
@
shown in Figure 1.
AlA
5

Warning
In the following step, a large arc of high voltage should be drawn. Be careful.
Use only one hand during the procedure.
5. Locate the snap connector on the CRT post accelerator cable. It is shown as item
@
in
Figure 2. Using a long flat-bladed screwdriver with an insulated handle, carefully pry the
connector loose but do not disconnect the cable.
a. Using one hand, remove the end of the cable,
0
of Figure 2. As the end of the cable
becomes free, touch the end of the cable to the CRT’s metal cover. A large arc of high
voltage should ground to the CRT cover. The CRT is not discharged yet!
b. Reconnect the CRT post accelerator cable, and repeat the above step until high-voltage
arcs no longer appear.
AlA
QQ
w21
HIGH
VOLTAGE
AlAl
1
REGULATOR
\I\,
\
0
0
II
I
t
II
AlA3Tl
AlA3Tl
AlA
Figure 2. Discharging the CRT Post Accelerator Cable
6. Leave the CRT post accelerator cable disconnected, and remove the cover from the
AlA
High Voltage Regulator assembly.
7. Connect a jumper wire (insulated wire and two alligator clips) between the shaft of a
small screwdriver and the chassis ground lug on the inside of the high-voltage shield.
8. While holding the insulated handle of the screwdriver, touch the grounded blade to the
following connections:
a. Both brown wires going to the rear of the CRT from
AlA
via cable harness W21.
b. The yellow, blue, and orange wires in the same cable as “a.” above.
c. The top lead of each of the 11 large vertical capacitors on the
AlA
High-Voltage
Regulator Assembly.
6
AlA

9. Connect the jumper wire from chassis ground to the black wire coming from the
AlAll
High-Voltage Multiplier at the wire’s connection to
AlA3Tl.
10. Remove
aII
jumper wires. The
AlVl
CRT, the
AlA
High-Voltage Regulator, and the
AlAll
High-Voltage Multiplier assemblies should now be discharged.
11. Remove the bottom cover of the IF-Display section by loosening the screw
0
shown in
Figure 1. Discharge the four large
AlAlO
Motherboard capacitors by shorting the 2
screws, holding each capacitor to the motherboard, together.
12. Turn the instrument upside down as shown in Figure 3. Disconnect wire
@
ACC and wire
@
MESH from the neck of the CRT. Disconnect wires (iJ@ TA and wires
Q)(iJ
ORTHO
from the
AlAlO
Motherboard.
GRAY
BROWN
WHITE/
BLACK/
WHITE/
ORANGE
BLACK/
GREEN
e
Figure 3. CRT Replacement, Bottom View,
(Serial Number Prefixes: 2403A-3001A)
ACC
MESH
/@
13. Turn the instrument over as shown in Figure 4. Remove wires
@)@
from the neck of the
CRT, noting the location of connections for the installation of new CRT.
14. It is necessary to remove the front panel to remove the CRT from the instrument. Refer
to the Front Panel Removal and Repair procedure in the
AlAl
Front Panel Assembly tab.
15. Loosen the two screws
a@
in the CRT clamp
a@.
It is not necessary to remove these
screws; the CRT can be removed if they have been loosened. To gain access to the clamp
screw adjacent to the cover
@@,
it is necessary to remove the cover by removing the
screws
(iJ@.The
CRT is now loose.
AlA
7

WHITE/GRAY
WHiTE
Figure 4. CRT Replacement, Top View,
(Serial Number Prefixes: 2403A-3001A)
16. Pull the CRT forward through the front of the instrument far enough to allow room at the
rear of the CRT. It must be pulled out far enough to disconnect the plug
@Q)
from the
socket at the rear of the CRT.
17. When the cable has been disconnected from the rear of the CRT, the tube can be removed
from the instrument by pulling it out through front of the instrument.
18. Remove the screws on the shield that hold the coils together. Remove the CRT shield
from the tube by first removing the foam grommet at the rear of the shield (between the
tube socket and the shield), and then pulling the tube out of the shield. Be careful that
the post accelerator cable and the pins on neck of the CRT are not damaged when the
CRT is removed from the shields.
8
AlA

Installation Procedures
1. Insert the foam grommet at the rear of the shield. Install the CRT shields on the new
CRT. Be careful that the post accelerator cable and the pins on the neck of the new CRT
are not damaged when the shields are installed on the CRT.
2. Insert the new CRT into the instrument through the front panel frame so that the rear of
the tube passes through the clamp
06.
Connect the plug
@Q)
to the socket at the rear of
the CRT. Refer to Figure 4.
3. Replace the front panel. Refer to the Front Panel Removal and Repair procedure in the
AlAl
Front Panel Assembly tab, if necessary.
4. Pull the rear of the CRT forward, towards the front panel, to ensure that the CRT is
properly mated with the front panel and tighten the screws
Q)@
in the clamp
@a.
Refer
to Figure 4.
5. Replace the cover
@@
and install the screws
a@
if that were removed during the CRT
removal.
6. Connect wires
@@)
to the neck of the CRT and connect the post accelerator cable to
connector
(iJ@.
7. Turn the instrument over as shown in Figure 3 and connect wires
@
and
@J
to the neck of
the CRT and wires
@)@
and
@)@
to the
AlAlO
Motherboard.
8. Replace the cover over the
AlA
High Voltage Reference.
9. Replace the top and bottom covers of the instrument. Reinstall feet
0,
@
on the
instrument. Reattach the IF-Display Section to the RF Section. Tighten the thumbscrews
0.
Refer to Figure 1.
AlA
9

CRT Removal and Replacement
(Serial Number Prefixes: 3004A and Above)
Warning
9
This procedure should be performed by qualified personnel only. Voltages are
present which, if contacted, could cause serious personal injury. Approximately
-2400 V dc can be present on the
AlA
High Voltage Regulator assembly even
when the ac line cord is disconnected. The CRT can hold a +9500 V dc charge
for several days if the post-accelerator cable is not discharged.
Removal Procedures
1. Remove the ac line cord from both instrument sections.
Warning
With the ac power cords disconnected, voltages can still be present which, if
9
contacted, could cause serious personal injury.
2. Remove the feet
@
from the rear of the instrument by removing the screws
@
shown in
Figure 5. Remove the feet
@
by removing the screws
@
and loosening the thumbscrews
0.
Figure 5. CRT Replacement, Instrument Rear View
Separate the instruments by holding the RF Section in place and pulling forward, toward
the front panel, on the IF-Display Section.
3. When the instruments have been separated, remove the top cover from the IF-Display
Section by loosening the screw
@
shown in Figure 5.
4. Remove the cover
(8J
from the
AlA
High Voltage Regulator by removing four screws
8.
Refer to Figure 6.
10
AlA

(2
PLACES)
BENEATt
COVER
-
r
I
,
I
,
\
/
/
i
I
/
I
,
+
‘
/
\
3
d
9
b
8
Figure 6. CRT Replacement, Top View,
(Serial Number Prefixes: 3004A and Above)
5. Obtain an electrician’s screwdriver which has a thin blade at least eight inches long. The
handle of the screwdriver must be made of an insulating material.
6. Connect one end of a jumper wire (made of insulated wire and two alligator clips) to the
blade of the screwdriver. Connect the other end of the jumper wire to the metal chassis of
the IF-Display Section. This grounds the screwdriver.
7. Slide the screwdriver’s blade through the sheet metal opening between the CRT and
the
AlA
High Voltage Regulator as shown in Figure 7. Gently work the tip of the
screwdriver under the post accelerator cable’s rubber shroud. Make sure that the
screwdriver’s tip touches the connection between the post accelerator cable and the
CRT. You should hear a cracking sound when the cable discharges. Use the blade of the
screwdriver to unsnap the post accelerator cable from the CRT. Lay the post accelerator
cable on top of the CRT shield to ground the cable. To ground the CRT, touch the
opening on the side of the CRT, where the post accelerator connects, with the grounded
tip of the screwdriver.
AlA
71

Grounding
Wire
Figure 7. Discharging the CRT Post Accelerator Cable
(Serial Number Prefixes: 3004A and Above)
8. Touch the screwdriver’s tip to the top lead of each of the 11 large vertical capacitors on
the
AlA
High Voltage Regulator assembly.
9. The
AlA
High Voltage Regulator and
AlVl
CRT assemblies should now be discharged.
10. Remove the bottom cover of the IF-Display section by loosening the screw
(7J
shown in
Figure 5. Discharge the four large
AlAlO
Motherboard capacitors by shorting the 2
screws, holding each capacitor to the motherboard, together.
11. Remove the front panel from the instrument. Refer to the Front Panel Removal and
Repair procedure in the
AlAl
Front Panel Assembly tab.
12. Remove the 4-wire, twin-lead output cable connector
@)@
from the
AlA
XYZ Driver
Amplifier board assembly. Remove the 3-wire cable connector
00
from the
AlA
board
assembly. Remove the two 904 (white/black/orange) wires
a@
from the
AlA
board
assembly. Remove the two 905 (white/black/green) wires
@@
from the
AlA
board
assembly.
13. Unscrew the cable clamp
@@
of the 5-wire cable that comes from the rear of the
CRT. Remove the 5-wire cable connector
Q)@
from the jack of the
AlA
High Voltage
Regulator. Remove the cable clamp from the 5-wire cable.
14. Remove the two screws
@@
that attach the two rear CRT brackets to the instrument.
Both the upper, flat bracket and the lower, U- shaped bracket
@a
are attached to the
CRT shield with double- sided tape. Do not remove these brackets from the CRT shield.
15. Slide the CRT out through the front of the instrument.
16. Remove the CRT from its shields.
12
AlA

Installation Procedures
1. Assemble the new CRT into it shields. Slide the new CRT into the instrument through the
front frame.
2. Replace the front panel. Refer to the Front Panel Removal and Repair procedure in the
AlAl
Front Panel Assembly tab, if necessary.
3. The CRT must be aligned with the display area of the front panel. The CRT should fit
snug against the glass shield of the front panel. Removing the two front panel knobs, dress
panel, and the keyboard from the front of the front panel allows the CRT to be aligned
more easily.
4. When the CRT is aligned with the front panel glass shield, secure the two rear CRT
brackets a(7J to the instrument with two screws (iJ@. The brackets have double-sided tape
to keep the CRT from sliding in the instrument. Replace the tape if necessary. Refer to
Figure 6.
5. Snap the Post Accelerator Cable from the
AlA
High Voltage Regulator into the receptacle
in the lower left side of the CRT.
6. Connect the 4-wire, twin-lead output cable connector
@@
to the
AlA
XYZ Driver
Amplifier board assembly. Connect the 3-wire cable connector
(iJ(iJ
to the
AlA
board
assembly. Connect the two 904 (white/black/orange) wires
a@)
to the
AlA
board
assembly. Connect the two 905 (white/black/green) wires
@@
to the
AlA
board
assembly.
7. Place the cable clamp
Q)@
on the 5-wire cable from the rear of the CRT. Screw the cable
clamp into place. Connect the 5-wire cable connector (iJ@ to the
AlA
High Voltage
Regulator jack.
8. Replace the cover
@
over the
AlA
High Voltage Regulator. Secure in place with 4 screws
8.
9. Replace the top and bottom covers of the instrument. Reinstall feet
0,
@
on the
instrument. Reattach the IF-Display Section to the RF Section. Tighten the thumbscrews
0.
Refer to Figure 5.
AlA
13

-
Reference
Designatior HP Part
Number
85662-60059
HP Part Number 85662-60059
AlA
High Voltage Regulator
Description
HIGH VOLTAGE REGULATOR BOARD ASSEMBLY
(SERIAL
PREFIXES:
2403~-3001~)
Mti
Mfr Part
Code Number
AlA
1
2848C
85662-60059
AlA3Cl 0160-4148
1
CAP-FXD
0.033uF
6
kV
POLYE-MET
56289
43OP333060
AlA3C2 0160-2264
1
CAPACITOR-FXD 20PF +-5% 500VDC CER
0+-3(
52763
2RDPLX05020RNPO
AlA3C3 0160-4148
1
CAP-FXD
0.033uF
6
kV
POLYE-MET
56289
43OP333060
AlA3C4 0160-3960
1
CAPACITOR-FXD
1OOOPF
+-20% 8KVDC
MET-PO1 56289
43OP102080
AlA3C5 0160-3960
1
CAPACITOR-FXD
1OOOPF
+-20%
BKVDC
MET-PO1 56289
43OP102080
AlA3C6 0160-0678
,
1
CAPACITOR-FXD
.OlUF
+-20%
GKVDC
MET-POLY
56289
43OP103060
AlA3C7 0160-0678
,
1
CAPACITOR-FXD
.OlUF
+-20%
GKVDC
MET-POLY
56289
43OP103060
AlA3C8 0160-0543
I
1
CAPACITOR-FXD 4700PF +-20% 4KVDC MET-POL
56289
43OP472040
AlA3C9 0160-2264
(
1
CAPACITOR-FXD 20PF +-5%
5DOVDC
CER 0+-3C
52763
2RDPLX05020RNPO
AlA3ClO 0160-0543
I
1
CAPACITOR-FXD 4700PF +-20% 4KVDC MET-POL
56289
43OP472040
AlA3Cll
AlA3C12
AlA3C13
AlA3C14
AlA3CRl
0160-0543
I
1
0160-3456
I
1
0160-0543
I
1
0180-0269
I
1901-0683
i
1
1
CAPACITOR-FXD 4700PF +-20% 4KVDC MET-POL
CAPACITOR-FXD
1DOOPF
+-lo%
1KVDC
CER
CAPACITOR-FXD 47DOPF +-20% 4KVDC MET-POL
CAP-FXD
1uF
150 V AL-ELCTLT
DIODE-HV RECT
1OKV
5MA
250NS
56289
56289
56289
83701
4308472040
808-542
X5E
102K
43DP472040
30D105F1508A2
AlA3CR2 1901-0028
I
1
DIODE-PWR RECT 400V 750MA DO-29
04713
AlA3CR3 1901-0028
I
1
DIODE-PWR RECT 400V 750MA DO-29
04713
AlA3CR4 1901-0028
I
1
DIODE-PWR RECT 400V 75OMA DO-29
04713
AlA3CR5 1901-0028
I
1
DIODE-PWR RECT 400V 750MA DO-29
04713
AlA3CR6 1901-0028
I
1
DIODE-PWR RECT 400V 750MA DO-29
04713
AlA3CR7 1901-0028
I
1
DIODE-PWR RECT 400V 750MA DO-29
04713
AlA3CR8 1901-0028
II
1
DIODE-PWR RECT 400V 750MA DO-29
04713
AlA3CR9 1901-0028
r
1
DIODE-PWR RECT 400V 75OMA DO-29
04713
AlABMPl 0340-0007
c
4
STANDOFF-RND
.5-IN-LG
6-32-THD
.5-IN-OD 70371
AlA3MP2 0360-1788
i
5
CONNECTOR-SGL CONT PIN
.045-IN-BSC-SZ
SQ 04574
AlA3MP3
AlA3MP4
AlA3MP5
AlA3MP6
AlA3MP7
2360-0275
I
8
65662-00068
4
1
2360-0115
4
1
3050-0227
?
1
SCREW-MACH 6-32
.25-IN-LG
BDG-HO-SLT
BRACKET
SCREW-MACH 6-32
.312-IN-LG
PAN-HD-POZI
UASHER-FL MTLC NO. 6
.149-IN-ID
NOT ASSIGNED
73734
28480
93907
80120
102222
85662-00068
AN960C-6
AlAJRl 0698-8737
AlA3R2 9687-3941
AlA3R3 3687-4721
AlA3R4 3698-8018
AlA3R5 3698-8777
RESISTOR
1OOK
+-5%
.25W
CC
TC=-400/+800
01121
CB1045
RESISTOR 390K 10%
.5W
CC
TC=O+882 01121 EB3941
RESISTOR
4.7K
10%
.5W
CC
TC=O+647 01121 EB4721
?ESISTOR
30M +-1% 3W TKF TC=O+-100
03888 PVC175
?ESISTOR
1K
+-5%
.25W
CC
TC=-400/+900
01121 CB1025
AlA3R6
AlA3R7
AlA3R8
AlA3R9
AlAJRlO
3698-8777
3
3686-1065
3
3698-8777
3
3698-8777
3
3699-1064
3
1687-2221
I
1687-1001
3
1698-8992
I
!lOO-3626
3
1698-8993
5
1
1
1
1
1
1
1
1
1
1
1
1
1
1
1
-
?ESISTOR
1K
+-5%
.25W
CC
TC=-400/+900
01121
CB1025
7ESISTOR
10M
5%
.5W
CC
TC=0+1059 01121 EB1065
7ESISTOR
1K
+-5%
.25W
CC
TC=-400/+900
01121 CB1025
IESISTOR
1K
+-5%
.25W
CC
TC=-400/+900
01121
CB1025
7ESISTOR
1M
+-5%
.25W
CC
TC=-600/+900
01121 CB1055
AlA%Rll
AlA3R12
AlA3R13
AlA3R14
AlA3R15
7ESISTOR
2.2K
10%
.5W
CC
TC=0+647 01121
EI32221
1ESISTOR
ID
10%
.5W
CC
TC=O+412 01121 E8lOOl
IESISTOR
8M +-2%
1W
TF TC=O+-250
03888
FL1
IESISTOR-TRMR
2M 20% TKF SIDE-ADJ
l-TRN 32997
3386X-Y46-205
ZESISTOR
14M +-2%
1W
TF TC=O+-250
03888
FL1
*Indicates
factory-selected value
8566240059 Parts List
Page 1 of 2

HP Part Number 85662-60059
AlA
High Voltage Regulator
Reference
HP Part C
Number D
w
Description Mfr
Mfr Part
Designation Code Number
AlA3R16
AlA3R17
AlA3R18
AlA3R19
AlA3R20
AlA3R21
AlA3R22
AlA3R23
AlA3R24
AlAJTl
AlA3TP4
AlA3TP5
AlA3Vl
AlA3V2
AlA3VRl
0698-8768
2
1
RESISTOR 100 +-5%
.25W
CC
TC=-400/+500
01121 CBlOl5
0687-3941
0
1
RESISTOR 390K 10%
.5W
CC
TC=O+882 01121 EB3941
0699-1065
0
1
RESISTOR
10K
+-5%
.25W
CC
TC=-400/+700
01121 C81035
0686-1065
3
1
RESISTOR
10M
5%
.5W
CC
TC=O+1059 01121 EB1065
0698-8777
3
1
RESISTOR
1K
+-5%
.25W
CC
TC=-400/+900
01121
CB1025
0698-8777
3
1
RESISTOR
1K
+-5%
TC=-400/+900
.25W
CC
01121
CB1025
0699-1064
9
1
RESISTOR
1M
+-5%
.25W
CC
TC=-600/+900
01121
CB1055
0687-2231
9
1
RESISTOR 22K 10%
.5W
CC
TC=0+765 01121 EB2231
0687-6801
71
RESISTOR 68 10%
.5W
CC
TC=0+412 01121 EB6801
01332-61106
4
1
HIGH VOLTAGE TRANSFORMER
28480
01332-61106
0360-0535
0
1
TERMINAL-TEST
POINT
.330IN
ABOVE
46819
0360-0535
0
1
TERMINAL-TEST POINT
.330IN
ABOVE
46819
2140-0018
0
1
LAMP-GLOW ASA-CT SOVOC
700lJA
T-2-BULB
71744
2140-0018 ASA-CT
(NE2ElT)
0
1
LAMP-GLOW
ASA-CT
SOVDC
700UA
T-2-BULB
71744
ASA-CT
(NEEElT)
1902-0182
4
1
DIODE-ZNR
20.5V
5% DO-35
PO=.4W 04713
AlA3VR2 1902-0197
11
DIODE-ZNR 82V 5% PD=lW
IR=5UA 04713
AlA3Wl
8151-0014
5
1
WIRE 24AWG
1X24 94130
AlA3W2
8151-0014
5
1
WIRE 24AWG
1X24
94130
AlA3W3
8151-0014
5
1
WIRE 24AWG
1X24 94130
AlA3W4
8151-0014
5
1
WIRE 24AWG
1X24 94130
AlA3W5
8151-0014
5
1
WIRE 24AWG
1X24 94130
AlA3W6 8151-0014
5
1
WIRE 24AWG
1X24
94130
AlA3W7
8151-0014
5
1
WIRE 24AWG
1X24 94130
8566240059 Parts List
Page2of2
*Indicates factory-selected value

Reference
Designation HP Part
Number
AlA
85662-60233
1
AlA3Al
AlABCl
AlA3C2
AlA3C3
AlA3C4
AlA3C5
5062-7089
6
0160-4148
5
0160-0684
6
0160-4148
5
0160-0684
6
0160-4051
9
AlA3C6
AlA3C7
AlA3C8
AlA3C9
AlA3ClO
0160-4051
9
0160-4051
9
0160-0543
6
0160-0543
6
0160-0543
6
AlASCll 0180-0269
5
AlA3C13 0160-2201
7
AlA3C14
0160-2201
7
AlA3C15
3160-3456
5
AlA3CRl 1901-0028
5
AlA3CR2
1901-0028
5
AlA3CR3 1901-0028
5
AlA3CR4
1901-0028
5
AlA3CR5
1901-0028
5
AlA3CR6
1901-0028
5
AlA3CR7
AlA3CR8
AlA3DSl
AlA3DS2
AlASJl
1901-0028
5
1901-0028
5
2140-0018
0
2140-0018
0
1252-1744
7
AlA3J3
AlA3J4
AlA3MPl
AlA3MP4
AlA3MP5
1252-1644
6
1252-1645
7
2360-0117
5
3151-0013
1
AlA3MP6
AlA3Rl
AlA3R2
AlA3R3
AlA3R4
1590-1076
3
3687-4721
5
1699-0172
3
1698-8018
5
1698-8777
i
AlA3R5
1686-1065
3
AlA3R6
1699-1064
3
AlA3R7 1698-8768
>
AlA3R8 1698-8777
s
AlA3R9
1757-0127
r
AlA3RlO )757-0280
3
AlA3Rll 0757-0280
3
AlA3R12 0698-0084
9
AlA3R13 0757-0346
2
AlA3R14 2100-3626
8
-
*
-
1
1
1
1
1
1
1
1
1
1
1
1
1
1
1
1
1
1
1
1
1
1
1
1
1
1
1
1
1
1
1
3
1
1
1
1
1
1
1
1
1
1
1
1
1
1
-
HP Part Number 85662-60233
AlA
High Voltage Regulator
Description
HIGH VOLTAGE REGULATOR BOARD ASSEMBLY
(SER
IAL PRE
F
IX
:
3004~)
Mfr Mfr Part
Code Number
28480 85662-60233
HIGH VOLTAGE MODULE 28480 5062-7089
CAP-FXD
0.033uF
6
kV
POLYE-MET
04200
43OP333060
CAP-FXD
1OOOpF
4
kV
POLYE-MET
04200
43OP102040
CAP-FXD
D.D33uF
6
kV
POLYE-MET
04200
43OP333060
CAP-FXD
1OOOpF
4
kV
POLYE-MET
04200
43OPlD2040
CAP-FXD
O.OluF
4
kV
POLYE-MET
04200
430P103040
CAP-FXD
D.OluF
4
kV
POLYE-MET
04200
430P103040
CAP-FXD
O.OluF
4
kV
POLYE-MET
04200
430P103040
CAP-FXD
47OOpF
4
kV
PDLYE-MET
04200
43OP472040
CAP-FXD
47OOpF
4
kV
POLYE-MET
04200
43DP472040
CAP-FXD
47OOpF
4
kV
POLYE-MET
04200
43OP472040
CAP-FXD
1uF
150 V AL-ELCTLT
CAP-FXD 51pF 300 V MICA
CAP-FXD 51pF 300 V MICA
CAP-FXD
1DOOpF
1
kV
DIODE-PWR RECT
4OOV
750MA DO-29
00493
02367
02367
06352
02037
150TlROT6X13M
CD15ED510J03
CD15ED510J03
CK45XE3A102K-H
DIODE-PWR RECT
4OOV
750MA DO-29
02037
DIODE-PWR RECT
4OOV
750MA DO-29
02037
DIODE-PWR RECT
4OOV
750MA DO-29
02037
DIODE-PWR RECT
4OOV
750MA DO-29
02037
DIODE-PWR RECT
4OOV
750MA DO-29
02037
DIODE-PWR RECT
4OOV
750MA DO-29
02037
DIODE-PWR RECT
4OOV
750MA DO-29
02037
LAMP-GLOW
ASA-CT
SOVDC
700UA
T-2-BULB
00466
LAMP-GLOW
ASA-CT
SOVDC
700UA
T-2-BULB
00466
CDNN-POST TYPE
.lOO-PIN-SPCG
5-CONT
01380
ASA-CT
ASA-CT
103414-3
CONN-POST TYPE
.156-PIN-SPCG
4-CDNT
CONN-POST TYPE
.156-PIN-SPCG
5-CONT
NOT
ASSIGNED
01380 644087-2
01380 643734-2
SCREW-MACH 6-32
.375-IN-LG
PAN-HD-POZI
01125
h'IRE
22AWG
1X22
02805
8021-100
THREADED INSERT-NUT M3 X 0.5
1.5-MM-LG 03981 KFS2-M3
?ESISTOR
4.7K
10%
.5W
CC
TC=0+647 01607 EB4721
3ESISTDR
3M
+-5x
1W
TF
TC=O+-250
01992
FL1
7ESISTOR
30M
+-1% 3W TKF TC=O+-100
01992 PVC175
7ESISTOR
1K
+-5%
.25W
CC
TC=-400/+900
01607
CB1025
?ESISTOR
10M
5%
.5W
CC
TC=0+1059 01607 EB1065
tESISTOR
1M
+-5%
.25W
CC
TC=-600/+900
01607 CB1055
IESISTOR
100 +-5%
.25W
CC
TC=-400/+500
01607
CB1015
IESISTOR
1K
+-5%
.25W
CC
TC=-400/+900
01607 CB1025
tESISTDR
215K +-1%
.5W
TF
TC=O+-100
01074
H2
.tESISTOR
1K
+-1%
.125W
TF
TC=O+-100 00746
CRB14 OR CRB25
RESISTOR
1K
+-1%
.125W
TF
TC=O+-100
00746
CRB14
OR
CRB25
RESISTOR
2.15K
1%
.125W
TF
TC=O+-100
00746
CRB14 OR CRB25
RESISTOR 10 +-1%
.125W
TF
TC=O+-100
00746
CRB14 OR CRB25
RESISTOR-TRMR 2M 20% TKF SIDE-ADJ
l-TRN 03744
3386X-Y46-205
*Indicates factory-selected value
8X62-60233 Parts List
Page 1 of 2

HP Part Number 85662-60233
Reference HP Part
Designatior
Number
AlA3R15 3699-0171
AlA3R16 1699-1065
AlA3R17 1686-1065
AlA3R18 1699-1064
AlA3R19 1698-8777
AlA3R20 1757-0280
AlA3R21
1757-0199
AlA3R22
1757-0397
AlA3R23
1757-0127
AlA3R26
1698-8777
AlA3TP3 J360-0535
AlA3TP4 3360-0535
AlA3TP5 3360-0535
AlA3TP6 3360-0535
AlA3TP7 3360-0535
AlA3VRl
AlA3VR2 1902-3301
1902-0197
:
t
I
:
<
:
:
c
L
i
:
I
*
-
Qv
-
1
1
1
1
1
1
1
1
1
1
1
1
1
1
1
1
1
-
AlA
High Voltage Regulator
Description
RESISTOR
6.5M
+-5%
1W
TF TC=O+-250
01992 FL1
RESISTOR
10K
+-5%
.25W
CC
TC=-400/+700
01607
CBlD35
RESISTOR
10M
5%
.5W
CC
TC=O+1059 01607 EB1065
RESISTOR
1M
+-5%
.25W
CC
TC=-600/+900
01607
CB1055
RESISTOR
1K
+-5%
.25W
CC
TC=-400/+900
01607
CB1025
RESISTOR
1K
+-1%
.125W
TF TC=O+-100
00746
CRB14 OR CRB25
RESISTOR
21.5K
+-1%
.125W
TF TC=O+-100
00746
CRB14 OR CRB25
RESISTOR 68.1 +-1%
.125W
TF TC=O+-100
00746
CRB14 OR CR825
RESISTOR 215K +-1%
.5W
TF TC=O+-100
01074
H2
RESISTOR
1K
+-5x
.25W
CC
TC=-400/+900
01607
C81025
TERMINAL-TEST POINT
.330IN
ABOVE
04055
TERMINAL-TEST POINT
.3301N
ABOVE
04055
TERMINAL-TEST POINT
.330IN
ABOVE
04055
TERMINAL-TEST POINT
.330IN
ABOVE
04055
TERMINAL-TEST POINT
.330IN
ABOVE
04055
DIODE-ZNR
34.8V
5% DO-35 PD=.4W
02037
DIODE-ZNR 82V 5%
PD=lW
IR=5UA 02037
8566240233
Parts List
Page2of2
*Indicates
factoyselected
value
Mfr
Mfr Part
Code Number



FRONT VIEW
4
*
a
0
L
1
.
E
Q
.
2
.
z
0
.
-E
.
3
.
I*
.
;n
t
e
Tl
i
1
-
i
.
II
0
o=
OOi[
z=
,o;
m
;
k
Cl
R14
FOCUS
LIMIT
2
E
L
?
/
TPl
0
d
b-
TP2
1
A
2
4
HIGH VOLTAGE
AlA
High Voltage Regulator Component Locations, Front View
85882-60059

REAR
VIEW
STANDOFF
-
(4
PLACES)
----C
0
1
I2
’
I;%
i0
0
/
1
OU
0
c
l-l
0
0
0
0
0
0
0
--
n
00
-N
AlA
High Voltage Regulator Component Locations, Rear View 85662-60059

L
Cl
El c2
m
1
R3
m
m
c:
I
I
20
c4
I
I
3
i
I
q F2
mzl
=1
0;
N
B
2
El3
=:
z
CS
in
E
z
C6
m
L
L-J
AIA3
High Voltage Regulator Component Locations, 85662-60233



AlA4/AlA5
AlA
AlA
X and Y Deflection Amplifiers, Circuit Description
(Serial Number Prefixes: 2403A-3001A)
AlA
X Deflection Amplifier and
AlA
Y Deflection Amplifier each consists of a differential
input state (QlO, Q15) with current source Qll, two current gain stages (Q9, Q14 and
QS,
Q13),
and two output differential current-to-voltage amplifiers. A display output amplifier
provides rear-panel X and Y DISPLAY OUTPUTS.
Current Amplifier (B)
The Current Amplifier transforms an input voltage change to a differential current change at
the collectors of
QlO
and Q15. This change is amplified in the following current gain stages
Q9
and Q14. POSN adjust R7 sets the CRT trace position, and GAIN adjust R27 sets the
CRT trace deflection limits.
The collectors of
QS
and
Q13
are virtual-ground, current-summing junctions of the output
amplifiers. When a signal is applied so as to increase the current in
QS
(decrease in Q13)
Q5 conducts more, turning off Q2 and causing the output (collector of Q2) to rise. Current
feedback through R29 supplies the increase in current required by
QS.
The analogous
operation, with inverted polarity, occurs in the other output amplifier.
Current to Voltage Amplifiers (C) (D)
Emitter followers Q7 and Q12 are feedforward amplifiers, coupling the drive signal directly to
the bases of
Ql
and Q4, thus improving the frequency response. Trimmer capacitors
Cl0
and
Cll,
along with HF GAIN potentiometer R28, adjust the amplifier frequency response for
minimum overshoot and equal risetimes
(~70
ns).
An input signal of 0 V to 2 V peak will cause a beam deflection equal to the length of the
graticule lines.
Display Output (A)
Display output amplifier
Ul
provides a 1 V maximum rear-panel signal to the X and Y
DISPLAY OUTPUTS.
AlA4/AlA5
1

HP Part Number 85662-60057
AlA
X Deflection Amp.
&
AlA
Y Deflection Amp.
Reference
Designation HP Part
Number
C
c
AlA
85662-60057
AlA
85662-60057
i
AlA4Cl
AlA4C2
AlA4C3
AlA4C4
AlA4C5
0180-0374
:
0180-0374
:
0160-4084
f
0160-4084
E
0160-4084
E
AlA4C6 0160-4084
E
AlA4C7 0160-3670
E
AlA4C8
0160-4084
E
AlA4C9 0160-3533
C
AlA4ClO
0121-0474
C
AlA4Cll 0121-0474
C
AlA4C12 D160-4182
7
AlA4C13 0160-4182
7
AlA4C14 0160-4182
7
AlA4C15
3160-4182
7
AlA4C16
3160-3670
6
AlA4C17 3160-3670
6
AlA4C18 3160-4084
8
AlA4CRl 1901-0040
1
AlA4CR2 1901-0040
1
AlA4Ll 3140-0210
1
AlA4L2 )140-0210
1
AlA4L3 )140-0210
1
AlA4MPl 1200-0185
9
AlA4MP2 jOOO-9043
6
AlA4MP3
5040-6843
AlA4MP4 1251-0600
AlA4MP5 1205-0095
AlA4Ql
1853-0232
AlA4Q2
1854-0523
AlA4Q3
1854-0523
AlA4Q4
.853-0232
AlA4Q5
.853-0007
AlA4Q6
.853-0007
AlA4Q7
.854-0404
AlA4Q8
.854-0404
AlA4Q9
.853-0007
AlA4QlO
.853-0007
AlA4Qll
.853-0007
AlA4Q12
.854-0404
AlA4Q13 854-0404
AlA4Q14 853-0007
RlA4Q15 853-0007
RlA4Rl 1757-0438
2
0
0
0
4
4
0
7
7
0
D
7
7
7
3
3
7
7
3
at
-
1
1
1
1
1
1
1
1
1
1
1
1
1
1
1
1
1
1
1
1
1
1
1
1
1
4
1
1
2
1
1
1
1
1
1
1
1
1
1
1
1
1
1
1
1
1
-
Description
Mfr
Mfr Part
Code Number
X DEFLECTION AMPLIFIER BOARD ASSEMBLY
(SERIAL PREFIXES:
2403~-3001~)
Y DEFLECTION AMPLIFIER BOARD ASSEMBLY
(SERIAL PREFIXES:
2403A-3001A)
2848C
85662-60057
2848C 85662-60057
CAPACITOR-FXD
lOUF+-10%
ZOVDC
TA
56289 15DD106X9020B2-DYS
CAPACITOR-FXD
lDUF+-10%
LOVDC
TA
56289 150D106X9020B2-DYS
CAP-FXD
O.luF
50 V
56289 lC20X7R104M050B
CAP-FXD
O.luF
50 V
56289 lC20X7R104M050B
CAP-FXD
O.luF
50 V
56289 lC2DX7R104M050B
CAP-FXD
O.luF
50
V
CAPACITOR-FXD
.lUF
+-20%
ZOOVDC
CER
CAP-FXD
O.luF
50 V
CAPACITOR-FXD 470PF +-5% 300VDC MICA
O+J
CAP-VAR
3pF
1.5pF
600 V FEP
56289
lC20X7R104M0508
04222
SR302E104MAAH
56289 lC20X7R104M050B
09023
CD15FD471J03
74970 273-0001-002
CAP-VAR
3pF
1.5pF
600 V FEP
74970 273-OODl-DO2
CAPACITOR-FXD
.OlUF
+-20% 200VDC CER
04222
SR202C103MAAH
CAPACITOR-FXD
.OlUF
+-20%
LOOVDC
CER
04222
SR202C103MAAH
CAPACITOR-FXD
.OlUF
+-20%
ZOOVDC
CER
04222
SR202C103MAAH
CAPACITOR-FXD
.OlUF
+-20% LOOVDC CER
04222
SR202C103MAAH
CAPACITOR-FXD
.lUF
+-20%
POOVDC
CER
CAPACITOR-FXD
.lUF
+-20% 200VDC CER
CAP-FXD
O.luF
50 V
DIODE-SWITCHING 30V 50MA 2NS DO-35
DIDDE-SWITCHING 30V 50MA 2NS DO-35
04222
04222
56289
71468
71468
SR302E104MAAH
SR302E104MAAH
lC2DX7R104M050B
INDUCTOR RF-CH-MLD
1OOUH
+-5%
.166D-INX.
INDUCTOR RF-CH-MLD
1OOUH
+-5%
.166D-INX.
INDUCTOR RF-CH-MLD
1DDUH
+-5%
.166D-INX.
INSULATOR-XSTR NYLON
'IN-ROLL
.062-IN-DIA
.25-IN-LG
99800 1537-76
99800 1537-76
99800 1537-76
13103 7717-86N
RED
28480 5000-9043
LXTRACTOR
:DNNECTDR-SGL CONT PIN
1.14-MM-BSC-SZ
SQ
iEAT
SINK SGL
TO-5/TD-39-CS
TRANSISTOR PNP SI TO-39
PD=lW
FT=PDOMHZ
TRANSISTOR NPN SI TO-39
PD=lW
FT=lSOMHZ
28480
27264
13103
04713
04713
5040-6843
16-06-0034
22258
TRANSISTOR NPN
SI
TO-39
PD=lW
FT=lSOMHZ 04713
TRANSISTOR PNP SI TO-39 PD=lW
FT=ZOOMHZ 04713
TRANSISTOR PNP
2N3251
SI TO-18 PD=360MW
04713
[RANSISTOR
PNP
2N3251
SI TO-18
PD=36OMW
04713
[RANSISTDR
NPN SI TO-18
PD=360MW
04713
2N3251
213251
rRANSISTDR
NPN SI TO-18
PD=360MW
[RANSISTOR
PNP 213251 SI TO-18
PD=360MW
'RANSISTOR PNP
2N3251
SI TO-18 PD=36DMW
'RANSISTOR PNP
2N3251
SI TO-18 PD=36OMW
'RANSISTOR NPN SI TO-18 PD=360MW
'RANSISTOR NPN SI TO-18 PD=360MW
'RANSISTOR PNP
2N3251
SI TO-18 PD=360MW
'RANSISTDR PNP
2N3251
SI TO-18 PD=36OMW
!ESISTOR
5.11K
+-1%
.125W
TF TC=O+-100
04713
04713
04713
04713
04713
04713
04713
04713
19701
2N3251
2N3251
2N3251
2N3251
213251
SFR25H
*Indicates factory-selected value
8566240057 Parts List
Page 1 of 2

HP Part Number 85662-60057
A1
A4 X Deflection Amp.
&
A1
A5 Y Deflection Amp.
Reference
Designatior
HP Part
Number
AlA4R2
0757-0394
AlA4R3
0698-3150
AlA4R4
0698-3150
AlA4R5
0698-3155
AlA4R6
0757-0394
AlA4R7
2100-3353
AlA4R8
0757-0401
AlA4R9
0757-0401
AlA4RlO
D757-0401
AlA4Rll 3757-0401
AlA4R12
0757-0428
AlA4R13
0757-0428
AlA4R14
0757-0440
AlA4R15
0757-0444
AlA4R16
0698-0084
AlA4R17
0698-0084
AlA4R18
0698-0084
AlA4R19
0698-0084
AlA4R20
0698-3155
AlA4R21 D757-1094
AlA4R22
3757-0460
AlA4R23
5757-0460
AlA4R24
1698-3153
AlA4R25
3698-3153
AlA4R26
1757-0421
AlA4R27
!lOO-3273
AlA4R28
AlA4R29
AlA4R30
AlA4R31
AlA4R32
!lOO-3273
1698-3415
1698-3415
)757-0439
1757-0439
AlA4R33
3757-0438
AlA4R34
3757-0438
AlA4R35
3757-0851
AlA4R36
1757-0851
AlA4R37
3757-0346
AlA4R38
1757-0346
AlA4R39
1757-0346
AlA4R40
1757-0346
AlA4R41
1757-0873
AlA4R42
1757-0873
AlA4R43
1698-3153
AlA4R44
1757-0394
AlA4TPl
1360-0535
AlA4TP2
1360-0535
AlA4TP3
1360-0535
AlA4Ul 826-0021
85662-60057
Parts List
Page 2 of 2
.
:
L
I
t
t
I
c
E
c
c
n
Y
3
M
1
1
1
1
1
1
1
1
1
1
1
1
1
1
1
1
1
1
1
1
1
1
1
1
1
1
1
1
1
1
1
1
1
1
1
1
1
1
1
1
1
1
1
1
1
1
1
-
Description
Mfr Mfr Part
Code Number
RESISTOR 51.1 +-1%
.125W
TF TC=O+-100
19701
SFR25H
RESISTOR 2.371: 1%
.125W
TF TC=O+-100
19701
SFR25H
RESISTOR
2.37K
1%
.125W
TF TC=O+-100
19701
SFR25H
RESISTOR 4.641: 1%
.125W
TF TC=O+-100
19701
SFR25H
RESISTOR 51.1 +-1%
.125W
TF TC=O+-100
19701
SFR25H
RESISTOR-TRMR 20K 10% TKF SIDE-ADJ
I-TRI
32997
3386X-Y46-203
RESISTOR 100 +-1%
.125W
TF TC=D+-100
19701
SFR25H
RESISTOR 100 +-1%
.125W
TF TC=O+-100
19701
SFR25H
RESISTOR 100 +-1%
.125W
TF TC=O+-100
19701 SFR25H
RESISTOR
100
+-1%
.125W
TF
TC=O+-100
19701
SFR25H
RESISTOR
1.62K
+-1%
.125W
TF TC=O+-100
19701
SFR25H
RESISTOR
1.62K
+-1%
.125W
TF TC=O+-100
19701
SFR25H
RESISTOR
7.5K
+-1X
.125W
TF TC=D+-100
19701
SFR25H
RESISTOR
12.1K
+-1%
.125W
TF TC=O+-100
19701
SFR25H
RESISTOR
2.15K
1%
.125W
TF TC=O+-100
19701
SFR25H
RESISTOR
2.15K
1%
.125W
TF TC=O+-100
19701
SFR25H
RESISTOR
2.15K
1%
.125W
TF TC=O+-100
19701
SFR25H
RESISTOR
2.15K
1%
.125W
TF
TC=O+-100
19701
SFR25H
RESISTOR
4.64K
1%
.125W
TF TC=D+-100
19701
SFR25H
RESISTOR
1.47K
+-1%
.125W
TF TC=O+-100
19701
SFR25H
RESISTOR
61.9K
+-1%
.125W
TF TC=O+-100
19701 SFR25H
7ESISTDR
61.9K
+-1%
.125W
TF TC=O+-100
19701
SFR25H
7ESISTOR
3.831: 1%
.125W
TF TC=O+-100
19701 SFR25H
7ESISTDR
3.831: 1%
.125W
TF TC=O+-100
19701
SFR25H
1ESISTOR
825 +-1%
.125W
TF TC=D+-100
19701
SFR25H
ZESISTDR-TRMR
2K 10% TKF SIDE-ADJ l-TRN
32997
3386X-Y46-202
IESISTDR-TRMR 2K 10% TKF SIDE-ADJ l-TRN 32997
3386X-Y46-202
lESISTOR
19.6K
1%
.5W
TF TC=O+-100
19701 5053R
lESISTOR
19.6K
1%
.5W
TF TC=O+-100
19701 5053R
lESISTDR
6.81K
+-1%
.125W
TF TC=O+-100
19701 SFR25H
!ESISTOR
6.81K
+-1%
.125W
TF
TC=O+-100
19701
SFR25H
RESISTOR
5.11K
+-1X
.125W
TF TC=O+-100
19701
SFR25H
3ESISTOR
5.11K
+-1%
.125W
TF TC=O+-100
19701
SFR25H
7ESISTOR
43.21: +-1%
.5W
TF TC=O+-100
19701
5053R
?ESISTOR
43.21: +-1%
.5W
TF TC=O+-100
19701 5053R
7ESISTOR
10 +-1%
.125W
TF TC=O+-100
91637 CMF-55-1, T-l
2ESISTOR
10 +-1%
.125W
TF TC=O+-100
91637 CMF-55-1, T-l
tESISTDR
10 +-1%
.125W
TF TC=D+-100
91637 CMF-55-1. T-l
{ESISTOR
10 +-1%
.125W
TF TC=O+-100
91637 CMF-55-1, T-l
lESISTDR
1.62K
+-1%
.5W
TF
TC=O+-100
19701 5053R
lESISTDR
1.62K
+-1%
.5W
TF TC=O+-100
19701 5053R
lESISTOR
3.83K
1%
.125W
TF TC=O+-100
!ESISTOR
51.1 +-1%
.125W
TF TC=O+-100
'ERMINAL-TEST POINT
.330IN
ABOVE
.ERMINAL-TEST
POINT
.330IN
ABOVE
'ERMINAL-TEST POINT
.33DIN
ABOVE
C OP AMP GP TO-99 PKG
19701
19701
46819
46819
46819
SFR25H
SFR25H
27014 LM3lOH
*Indicates
factory-selected
value

IF-DISPLAY SECTION
DIGITAL
STORAGE
---
IA3
I
I
I
I
I
I
I
I
I
I
I
I
I
I
I
I
I
D
I SPLAY
&,(JT,,ERBD
AlA
X DEFLECT ION AMPLIFIER
---
---P----s-
---
@CURRENT
TO VOLTAGE I
AMPLIFIER
$
@CURRENT ------C
AMPLIFIER
I
I
+
@CURRENT I
TO VOLTAGE
I
AMPLIFIER
E&
I
\ \ I
i
AlA
Y DEFLECTION AMPLIFIER
,
I
----- -------
‘I
@J
;ggy
I7
POSN
GAlN
7
/@
Cl0
p”
I
0
CURRENT
TO VOLTAGE
AMPLIFIER
/
@CURRENT
+
AMPLIFIER
/
c
+
aCURRENT
TO VOLTAGI
AMPLIFIER
\
\
I
’
I
’
b
&HFGAlN
I
l
Cl1
(DAMPING)
1
P--------P---
--?i
?---(&<
D I SPLAY Y OUTPUT
-7-r
DISPLAY X OUTPUT
AlA
X DEFLECTION AMPLIFIER AND
AlA
Y DEFLECTION AMPLIFIER, BLOCK DIAGRAM
(SERIAL
NUMBER PREFIXES:
2403~
-
3001~)
AlA
X Deflection Amplifier and
AlA
Y Deflection, Block Diagram

R27
GA I N R28
HF GAIN
1
Pl
16
3
A
AlA
X Deflection Amplifier and
AlA
Y Deflection Amplifier Component Locations, 85662-60057


AlAG/AlA7
AlA
It15
V Regulator
AlA
High Voltage Power Supply
AlA
+I00
V,
+5.2
V Regulator
AlA
f15
V Regulator
(85662-60101),
Circuit Description
(Serial Number Prefixes:
2403A-3001A)
Warning
Unregulated voltages as high as +150 V are present in the IF-Display Section
whenever the power cord is connected to a power source. This condition is
annunciated by LED indicator
AlA8DSl.
Remove the power cord when setting
up service procedures.
The IF-Display section is activated by the logic signal HPON (power on), which is connected
to the RF Section via wire number 22 of the Instrument Bus. A logic “0”
(<+0.8
V)
holds the instrument in a standby condition with all unregulated supplies active and the
regulated supplies turned off. A logic “1”
(>+2.0
V) t
urns
on the regulators and activates the
instrument.
AlA
f15
V Regulator contains the
+15
V Regulator, to which all other supplies are
referenced, the -15 V Regulator, a thermal shutdown circuit, and active components
necessary for
AlA
High Voltage Regulator to activate the CRT.
Note
I
frf
Reference is made in the following paragraphs to components in other
assemblies:
AlA
High Voltage Regulator and
AlA
$100 V,
+5.2
V
Regulator. These components are identified by complete reference
designations; for example,
AlA6Q7.
+15
V Regulator (A)
Ql
and Q2 form a current source from the unregulated
(t23
V typical) supply. Under active
conditions, this current drives Darlington regulator
Q5
on until amplifier
Ul
senses an
equal-
voltage condition between voltage reference
VRl
(Ul
pin 3) and the sense input
(Ul
pin 2).
Ul
then holds that regulated condition by shunting the drive current through R4.
Foldback
current limiting is provided by Q4 and the voltage divider string on its base. This
circuit senses an overcurrent condition (higher voltage across
Rll,
R18) and limits the current
to a value proportional to the supply voltage.
Overvoltage crowbar circuit CR4 and associated circuitry shorts the output when an
overvoltage condition of approximately +18.5 V is reached. Zener diode CR3 conducts,
turning on CR4, which conducts and blows fuse
Fl.
AlA6/AlA7
1

The regulator circuit can be shut down by turning on Q3, which shunts the source current to
ground.
-15 V Regulator (B)
The -15 V Regulator is a tracking supply, holding the -15 V supply to the same magnitude
(inverted polarity) as the
+15
V supply, through divider resistors
R19
and R20. Overvoltage
and current limiting circuits are identical to those of the
+15
V supply.
Thermal Shutdown (C)
Thermistor R46 (negative temperature coefficient) is mounted to the heat sink of Q5 and
Q9.
As the heat sink temperature increases to approximately
8O”C,
the resistance decreases to
less than 107 R, and the voltage across the bridge circuit in which the thermistor is located
changes polarity, causing U4 to go high. This turns on transistors Q3 and
AlA7Q2,
to
shut down all power supplies, and transistor
AlAlQ2,
to light the front-panel STANDBY
indicator. Current feedback through CR6 holds the bridge circuit in an unbalanced condition
until the temperature drops to about
55°C
when the increased thermistor resistance again
switches the bridge polarity.
QlO
turns off the supplies by unbalancing the bridge when its
input (HPON) is less than about +2.0 V.
High-Voltage Oscillator (D)
The collector of
AlA6Q7
is connected to the primary winding of transformer
AlA3T1,
and
a feedback winding is connected to the base of Q7. Positive feedback from the feedback
winding causes the circuit to oscillate at a frequency (approximately 25 to 30
kHz)
determined
primarily by the inductance and capacitance of
Tl.
Q7 operates as a Class C amplifier,
supplying a large current (approximately 2 A peak) over a conduction period of less than
one-half cycle.
Oscillator Level Control (E)
Amplifier U3 regulates the dc level of the high-voltage CRT cathode voltage by controlling the
base drive to Q7 through the feedback winding. The cathode voltage is sampled via current
through
AlA3R4,
which is compared with a reference current through
AlA6R31,
R32, and
R50 (referenced to the
+lOO
V supply) at the input to U3. The output of U3 then holds the
base drive at the level necessary to maintain about
-4000 V dc at the cathode of
AlVl.
Amplifier open loop gain is set by R35, with R34, R36, and Cl4 limiting the control loop
bandwidth to approximately 7 Hz.
Cl5 supplies surge current for Q7, and L2 controls the conduction time of Q7. CR15 and
CR16 allow U3 to generate self-bias sufficient to maintain level control if the -15 V supply
should fail.
QS
disables the CRT by removing the $100 V reference for the regulator circuit.
Q8
is
controlled from
A4A9
IF Control, which may be addressed via the Instrument Bus.
2
A1A6/A1A7

AlA
High Voltage Power Supply (85662060232 and 85662-60250),
Circuit Description (Serial Number Prefixes: 3004A and Above)
+15
V Regulator
@$
The
+15
V Regulator is the same as the previous version of this board assembly
(85662-60101)
except that
+15
V dc voltage regulated by VR2 was
+lO
V dc in the previous
version. This voltage is always present whenever the 85662A is plugged in. It is used to
power the thermal shutdown section
0
and HPON (High=Power On) circuit. The main +15
V is turned off when in thermal shutdown or when HPON is false. Refer to
AlA
f15
V
Regulator for additional information.
-15 V Regulator
@
The -15 V regulator is identical to the one used on the previous version of this board
assembly (85662-60101). Refer to
AlA
f15
V Regulator for additional information.
Thermal Shutdown
@
The thermal shutdown and HPON (High=Power On) control section is nearly identical to the
previous version of this board assembly (85662-60101). The difference is that R42 and R45
were changed from 6.19 KR to 11
KS2
to accommodate the change in power supply voltage
from
+lO
V to
+15
V. This change maintains the same voltage threshold for the HPON
signal. Comparator
U103A
is half of a dual comparator. Refer to
AlA
f15
V Regulator for
additional information.
High Voltage Power Supply
(6~
The High Voltage Power Supply provides the operating voltages for the CRT. These
voltages are: 6.0 V ac for the filament,
-2400 V dc for the cathode,
+9000
V dc for the post
accelerator and approximately 400 V p-p for the
AlA
High Voltage Regulator board to
provide dc restoration to the grid and focus signals.
The High Voltage supply is made up of
AlA3Al
High Voltage Module interconnected through
the
AlA
High Voltage Regulator and the
AlAlO
Display Motherboard to
AlA
High Voltage
Power Supply that contains the
+15
V and -15 V power regulators and the drive circuits for
the High Voltage Module. The High Voltage Module consists of a transformer that generates
the ac voltages and various rectifier and multiplier circuits to produce the dc voltages.
The transformer primary and
Cl06
form a resonant tank circuit at about 30
kHz.
Energy
is synchronously pumped into the tank circuit from the High Voltage Power Supply
Q
and
the cathode voltage is fed back from the
AlA
board through
AlA3R3
to form a regulated
feedback loop (HV FEEDBACK).
The power to run the high voltage supply is pre-regulated by
U104,
a three terminal regulator,
to
+18
V dc. This pre-regulation helps save some heat dissipation in the drive portion of the
HV supply.
U103
supplies the average power for the supply, while
Cl03
and
Cl04
supply
much of the pulse of current to pump the resonant tank.
U104
goes into current limit at
approximately one amp during the pump pulse (peak current about 3 amps) then recharges
the
Cl03
and
Cl04
before the next pulse.
AlA6/AlA7
3

LlOO,
R126, and
Cl00
form an input filter. The values of
LlOO
and
Cl00
ensure that the
current in
LlOO
is continuous; therefore, the 30
kHz
component is minimal in the load current
presented to the
+23
V unregulated supply. R126 is used to lower the Q of
LlOO
and Cl00 to
less than one. This ensures that there will be no ringing at their resonant frequency.
LlOO
is a
toroidal inductor to minimize radiated magnetic field.
The synchronous pumping circuit consists of
UlOO,
U103B,
UlOlA, and
QlOO
and associated
passive components.
UlOO
is a pulse width modulated switching regulator IC. It has a ramp
generator and several comparators that can terminate the output pulse that starts at the
beginning of the ramp.
R118
and
Cl17
determine the slope of the ramp.
U103B
is a comparator that observes the ac voltage of the tank circuit formed by
Cl06
and
the high voltage transformer primary. When the voltage passes through zero volts from high
to low, the output of
U103B
goes high. This signal is connected to the EXT SYNC input of
UlOO,
and causes the ramp to reset and start. Resistors
U102A
and
U102D
are not the value,
ensuring that the comparator will trigger a ramp at start up (when there is no ac signal in the
tank circuit).
The output pulse,
OUT COLLECTOR,
starts at the beginning of the ramp and is terminated
by one of several events. The output is an open collector that is pulled to
+15
V by
R121.
This signal is inverted and buffered by UlOlA. UlOlA is able to provide large peak currents to
drive the gate capacitance (approximately 1200
pF
maximum) of
QlOO.
R122 limits the peak
current at the gate and slows the switching time slightly. This protects UlOlA and helps to
reduce EMI.
When
QlOO
is turned on, current begins to flow in
LlOl.
LlOl
is a toroidal inductor to
minimize radiated magnetic field. This current builds up during the duration of the output
pulse from
UlOO.
When the output from
UlOO
is turned off,
QlOO
is turned off also. Then the
current in
LlOl
continues to flow, forward biasing CR103. The current begins to flow into
Cl22 and through R120 and back into
LlOl.
R120 dissipates most of the stored energy from
LlOl.
Cl22 slows the rise time of the voltage into R120 and helps reduce some radiated
EMI.
The turn off time of
QlOO
also slows the rise of the voltage into CR103, minimizing
EMI.
This shows the ability to sense the downward zero crossing of the sine wave voltage of the
tank circuit and pull it down in phase so that energy may be added to the tank.
UlOO
has
the ability to control the maximum possible output pulse length. This is done by
RllO
and
Rlll
and is set so that the pulse is always less than one quarter of the resonant period. This
is essential to prevent a gain reversal where longer pulses would begin to subtract energy from
the tank once the voltage began to go positive.
The current in
LlOl
is sensed by R124 and is fed back to the
CURRENT LIMITING
input of
UlOO.
If the average current rises too high, the output pulse will be cut off. This should only
happen in a fault situation and is used primarily for damage control. R124 also provides a
test point to observe the currents in
LlOl.
The cathode voltage output from the high voltage power module is sampled by
AlA3R3
and
is fed to this board as the
HV FEEDBACK
signal. The cathode voltage is approximately
-2400 V dc and
AlA3R3
is 30
Ma.
HV FEEDBACK comes into a pot R103 and then to
a resistor, R102 to +15 V dc. CR100 and CR102 protect the input of
U105A
in case of
arcing in the high voltage section
(AlA3)
that might cause any excessive voltage on the HV
FEEDBACK input. El is a spark gap that is designed in as part of the PC board traces. It
should break down at about 1500 V in dry air (less in humidity). Normally, there is only a
few volts at El and no leakage should occur.
4
Al
A6/Al
A7

When the loop is closed, the wiper of R103 will be at about
+8.4
V and is connected to the
negative input of U105A. The positive input of
U105A
is tied, through R123, to the
+8.4
V
reference voltage generated by
UlOO.
U105A
is an integrator below the frequency of the zero
formed by R105 and
Cl12
(112 Hz) and a gain of approximately three above that frequency.
U105B
is a dc gain stage of approximately four. R108 and
R109
provide offset to allow
the output of
U105B
to be near the middle of its power supply rails (0 and
+15
V) while
the signal meets the input range requirement of
UlOO
pin 5 (MODULATOR). This input
compares the ramp to the pin 5 voltage and when the ramp reaches the same voltage as pin 5
the output pulse is terminated.
This is a resistive divider to sample the cathode voltage and compare it to a dc reference.
The difference in these voltages drives an integrator, which controls the pulse width of the
drive signal. This drive signal injects energy into the primary tank circuit of the high voltage
module that generates the cathode voltage. This is a second order loop, which has infinite
gain at dc, and the average dc cathode voltage is well-regulated. There is some voltage drop
during portions of the CRT refresh cycle that are outside the bandwidth of the control loop,
but it is only a few volts and has no effect on the display performance. The individual vectors
drawn on the CRT draw beam current for either 4 ms or 19 ms depending on the length of
the vector. The filter capacitors on the
AlA
High Voltage Regulator board provide filtering
of the cathode supply for the high frequency components of the beam current, while the
regulator provides the low frequency average.
This circuit regulates the cathode voltage. The life of the CRT is dependent on filament
voltage. It is very important that the filament have the correct voltage and that is held within
a narrow range. If the voltage is either too high or too low, the life span of the CRT will be
shortened. The filament voltage comes from the same transformer as the high voltage, and
there is good correlation between the two for any given high voltage module.
UlOO
contains a
soft
start feature. The maximum length of the output drive pulse is
determined by the voltage at pin
6,
the
DUTY CYCLE
input. This voltage is derived from
the internal reference voltage from
UlOO
divided by
RllO
and
Rlll.
As
Cl16
charges on
power up, the drive pulse slowly increases in width and the high voltage ramps up slowly.
This prevents any large start up power surges. The start up power has a RC time constant of
about 400 ms and has a small (5-10 percent) overshoot as the integrator comes off the rail
and comes into regulation.
This power supply has a remote On/Off capability. This is activated by a TTL signal from
the A4A9 IF Control called CRT DSBL (low = HV on). As a safety feature,
R114
holds the
supply of in the absence of the IF Control assembly.
UlOlB
is used as an
invertor
to get the
correct polarity signal to operate
UlOO.
R116
and
R117
attenuate the signal form UlOlB to
an appropriate level for
UlOO.
In order to prevent an 20
kHz
noise from radiating to other circuits, a filter network isolates
the
+15
V dc that is used to power the control section of the HV power supply.
L102
and
Cl09
provide a low pass filter and R125 damps the Q of the filter to ensure there will not be
any self resonance. The control section of the high voltage power supply does not use the
-15 V power supply because if it were to fail, the
U105
outputs would rise and turn the high
voltage regulator on harder than desired, perhaps causing an over voltage condition on the
CRT. If the
+15
V supply fails, the drive circuit stops working and the high voltage supply
will shut down.
AlA6/AlA7
5

AlA
+I00
V, +5.2 V Regulator, Circuit Description
Serial Number Prefixes 2403A-3001A
AlA
+lOO
V,
+5.2
V Regulator receives +118 V unregulated and
+9
V unregulated inputs
from
AlA
Rectifier to provide regulated outputs of
+lOO
V and
+5.2
V.
+lOO
V Regulator
@I
Q7 and associated circuitry form a current source of approximately 3
mA
from the
unregulated +118 V supply. Under active conditions, this current drives
QS
on until amplifier
U2 senses an equal voltage condition between the voltage reference (divider resistors R8 and
R9
from the
+15
V supply) and the sense input (U2 pin 2). U2 then holds the regulated
condition by shunting current through Q4.
The
+lOO
V regulator circuit is shut down by
PWR DWN
going high, turning on Q2, which
shunts the source current to ground.
+5.2
V Regulator
@I
The +5.2 V Regulator is similar to the -15 V Regulator in the
AlA
f15
V Regulator. It is
referenced to the
+15
V supply and has overvoltage and current limiting circuits similar to
those in the -15 V Regulator.
Serial Number Prefixes 3001A and Above
The
AlA
+lOO
V, +5.2 V Regulator (HP Part Number 85662-60235) is actually a
+120
V,
+5.2
V regulator. This assembly receives +140 V unregulated and
+9
V unregulated inputs
from
AlA
Rectifier to provide regulated outputs of +120 V and
+5.2
V.
+120
V Regulator
@
Q7 and associated circuitry form a current source of approximately 3
mA
from the
unregulated +140 V supply. Under active conditions, this current drives
QS
on until amplifier
U2 senses an equal voltage condition between the voltage reference (divider resistors R8 and
R9
from the
+15
V supply) and the sense input (U2 pin 2). U2 then holds the regulated
condition by shunting current through Q4.
This regulator circuit is shut down by
PWR DWN
going high, turning on Q2, which shunts
the source current to ground.
CR5 is part of the overvoltage clamp. CR5 in combination with CR4 will clamp the
+120
V
Regulated output at
+129
V.
+5.2
V Regulator
@J
The +5.2 V Regulator is similar to the -15 V Regulator in the
AlA
f15
V Regulator. It is
referenced to the
+15
V supply and has overvoltage and current limiting circuits similar to
those in the -15 V Regulator.
6 AlA6/AlA7

IF-Display Section Internal Fuse Replacement
Warning
Remove ac line cord from both instruments before proceeding with this
procedure.
1. Remove feet
Q)
from rear of instrument by removing screws
@
shown in view A of Figure
1.
2. Remove top cover from IF-Display Section by loosening screw
@
shown in view A.
3. Remove metal cover from Low Voltage Power Supply section by removing rear screws
0,
cable clamp and screw
0,
and front screws
@
shown in view B of Figure 1.
4. The fuses for the +15 V dc, -15 V dc, and HV oscillator are located on the
AlA
f15
V
Regulator and the fuses for the
+5.2
V dc and
+lOO
V dc supplies are located on the
AlA
+5.2 V,
+lOO
V Regulator. Locations are shown in View B.
AlA6jAlA7
7

VIEW A
AlA
/(lII1
0
O0
4
JII
fi
VIEW B
Figure 1. IF-Display Section internal Fuse Replacement
8
Al
A6/Al
A7

HP Part Number 85662-60101
AlA
+-15 V Regulator
Reference
HP Part C
Designation Number
DW
Description
Mfr
Mfr Part
Code Number
AlA
85662-60101
2
1
+-15VDC REGULATOR BOARD ASSEMBLY
28480 85662-60101
(SERIAL PREFIXES:
2403~-3001~)
AlAGCl 0180-2205
3
1
CAPACITOR-FXD
.33UF+-10%
35VDC TA
56289
150D334X9035A2-DYS
AlA6C2 D180-0116
1
1
CAPACITOR-FXD 6.8UF+-10% 35VDC TA
56289
1500685X9035B2-DYS
~
AlA6C3 0160-2199
2
1
CAPACITOR-FXD 30PF +-5% 300VDC MICA
-2O/ 09023
CD15ED300J03
AlA6C4
0180-1746
5
1
CAPACITOR-FXD
15lJF+-10%
LOVDC
TA
56289
15DD156X902082-DYS
AlA6C5
0180-0228
6
1
CAPACITOR-FXD
22UF+-10%
15VDC
TA
56289
150D226X9015B2-DYS
AlA6C6
0180-1746
5
1
CAPACITOR-FXD
15UF+-10%
POVDC
TA
56289
15DD156X9020B2-DYS
AlA6C7 0180-0197
8
1
CAPACITOR-FXD 2.2UF+-10% 2DVDC TA
56289
150D225X9020A2-DYS
AlA6C8
0160-3456
6
1
CAPACITOR-FXD
1ODDPF
+-lo%
1KVDC
CER
808-542
X5E
102K
AlA6C9 0160-2199
2
1
CAPACITOR-FXD 30PF +-5% 300VDC MICA
-2O/ 09023
CD15ED3DDJD3
AlAGClO
0180-0291
3
1
CAPACITOR-FXD
lUF+-10%
35VDC TA
56289
15DDlD5X9035A2-DYS
AlAGCll 0180-1746
5
1
CAPACITOR-FXD
15UF+-10%
20VDC TA
56289 150D156X9020B2-DYS
AlA6C12 0180-0141
2
1
CAP-FXD
5OuF
50 V AL-ELCTLT
56289
3DD506GD50DD2-DSM
AlA6C13 0160-0164
7
1
CAPACITOR-FXD
.039UF
+-lo%
LOOVDC
POLYE
84411 HEW-238M
AlA6C14
0160-4084
8
1
CAP-FXD
O.luF
50 V
56289
lC20X7R104M050B
AlA6C15
0160-0166
9
1
CAPACITOR-FXD
.068UF
+-lo% 200VDC POLYE
84411 HEW-238M
AlA6C16
0160-4084
8
1
CAP-FXD
D.luF
50 V
56289
lC20X7R104M050B
AlA6C17 0160-4084 8
1
CAP-FXD
O.luF
50 V
56289
lC20X7R104M050B
AlA6CR2 1901-0033
2
1
DIODE-GEN PRP 180V 200MA DO-35
9N171 lN645
AlA6CR3 1902-3224
1 1
DIODE-ZNR
17.8V
5% DO-35
PD=.4W 04713
AlA6CR4 1884-0018
5
1
THYRISTDR-SCR
2N4186
VRRM=LOO
04713 2N4186
AlA6CR6
1901-0033
2
1
DIODE-GEN PRP 180V 200MA DO-35
9N171 lN645
AlA6CR7 1902-3224
1
1
DIODE-ZNR
17.8V
5% DO-35 PD=.4W
04713
AlA6CR8
1901-0033
2
1
DIODE-GEN PRP 180V 200MA
DO-35 9N171 lN645
AlA6CR9
1884-0018
5
1
THYRISTOR-SCR
2N4186
VRRM=200 04713 214186
AlAGCRlO
1901-0033
2
1
DIODE-GEN PRP 180V 200MA DO-35
9N171 11645
AlAGCRll 19Dl-0200
5
1
DIODE-PWR RECT
1DOV
1.5A 04713
AlA6CR13 1901-0028
5
1
DIODE-PWR RECT 40DV 750MA DO-29
04713
AlA6CR14
1901-0028
5
1
DIODE-PWR RECT 40DV 750MA DO-29
04713
AlA6CR15
1901-0040
1 1
DIODE-SWITCHING 30V
5DMA
2NS DO-35
71468
AlA6CR16
1901-0040
1
1
DIODE-SWITCHING 30V 50MA 2NS DO-35
71468
AlA6CR17
1902-0556
AlA6CR18
1901-0033
AlAGDSl 1990-0487
AlA6DS2 1990-0487
AlAGFl 2110-0083
6
1
DIODE-ZNR 20V 5%
PD=lW
IR=SUA 04713
2
1
DIODE-GEN PRP 180V 200MA DO-35
9N171 11645
7
1
LED-LAMP
LUM-INT=LMCD
BVR=5V 28480 HLMP-1401
7
1
LED-LAMP
LUM-INT=EMCD
BVR=SV 28480 HLMP-1401
6
1
FUSE
2.5A
250V NTD FE UL
75915
312 02.5
AlA6F2
AlA6F3
AlAGLl
AlA6L2
AlAGMPl
2110-0002
9
1
FUSE 2A 25DV NTD FE UL 75915 312 DO2
2110-0007
4
1
FUSE
1A
250V TD FE UL
75915 313 001
9140-0171
3
1
INDUCTOR RF-CH-MLD 40UH +-lo%
.296D-INX. 32159 6-01694
9100-1641
0
1
INDUCTOR RF-CH-MLD 240UH +-5%
.166D-INX. 99800 1537-94
4040-0754
1
1
EXTR-PC BD BLU POLYC
.062-IN-BD-THKNS
l-
AlAGMPP
85662-00029
7
1
HEAT SINK 28480
85662-00029
AlA6MP4
1480-0073
6
1
PIN-ROLL
.062-IN-DIA
.25-IN-LG BE-CU
72962
99-012-062-0250
AlA6MP5
2110-0726
4
6
FUSEHDLDER-CLP-TYP.25D-FUSE
13060 1115-0597T
AlA6MP6
2200-0109
8
2
SCREW-MACH 4-40
.438-IN-LG
PAN-HD-PDZI
77250
AlA6MP7
2200-0107
6
2
SCREW-MACH 4-40
.375-IN-LG
PAN-HD-POZI
77250
*Indicates factory-selected value
8566240101 Parts List
Page 1 of 3

Reference
Designatior
HP Part
Number
C
c
AlA6MP8
AlA6MP9
AlAGMPlO
AlAGMPll
AlA6MP12
3050-0105
0340-1114
12DO-0081
0380-0886
AlA6Ql 1853-0281
AlA6Q2 1853-0281
AlA6Q3 1854-0477
AlA6Q4 1854-0019
AlA6Q5
1854-0611
i
AlA6Q6 1854-0019
:
AlA6Q7 1854-0518
;
AlA6Q8 1854-0477
7
AlA6Q9 1854-0611
1
AlA6QlD
1853-0281
s
AlAGRl
AlA6R2
AlA6R3
AlA6R4
AlA6R5
0757-0442
9
0757-0403
2
D757-0394
0
D698-3150
6
3698-3442
9
AlA6R6
3757-1094
9
AlA6R7 1757-0442
9
AlA6R8 3698-3247
2
AlA6R9 !lOO-3095
5
AlAGRlO
1698-6835
0
AlAGRll
AlA6R12
AlA6R13
AlA6R14
AlA6R15
1811-1669
0
1757-0280
3
1757-0424
7
1683-0275
9
1698-3444
1
AlA6R16
AlA6R17
AlA6R18
AlA6R19
AlA6R20
1757-0346
2
1757-0317
7
1811-1669
D
1698-7794
2
)698-7794
2
AlA6R21 D698-3444
1
AlA6R22 D757-0418
9
AlA6R23 D757-0346
2
AlA6R24 D757-0276
7
AlA6R25
3757-0418
9
AlA6R26
3757-0442
9
AlA6R27 3757-0317
7
AlA6R28 3811-1661
2
AlA6R29 1683-0275
9
AlA6R30 7757-0280
3
AlA6R31
AlA6R32
AlA6R33
1698-3243
8
!lOO-3054
6
1757-0465
6
8566240101 Parts
List
Page2of3
at
2
3
2
4
1
1
1
1
1
1
1
1
1
1
1
1
1
1
1
1
1
1
1
1
1
1
1
1
1
1
1
1
1
1
1
1
1
1
1
1
1
1
1
1
1
1
1
-
HP Part Number 85662-60101
AlA
+-15 V Regulator
Description Mfr Mfr Part
Code Number
WASHER-FL MTLC ND. 4
.125-IN-ID
INSULATOR-XSTR THRM-CNDCT
INSULATOR-FLG-BSHG NYLON
STANDOFF-RVT-ON
.l-IN-LG
4-40-THD
NOT
ASSIGNED
78471
55285
26365
14480
K-4-05
974 307
TRANSISTOR PNP
2N2907A
SI TO-18
PD=400MU 04713
TRANSISTOR PNP
2N2907A
SI TO-18
PD=40DMk 04713
TRANSISTOR NPN
2N2222A
SI TO-18
PD=SOOMN 04713
TRANSISTOR NPN SI TO-18 PD=360MW
04713
TRANSISTOR NPN
2N6055
SI DARL
TO-3 04713
2N2907A
2N2907A
2N2222A
2N6055
TRANSISTOR NPN SI TO-18 PD=360MW
04713
TRANSISTOR NPN
2N5877
SI TO-3 PD=lSOW
04713
TRANSISTOR NPN
2N2222A
SI TO-18 PD=SOOMW
04713
TRANSISTOR NPN
2N6055
SI DARL TO-3
04713
TRANSISTOR PNP
2N2907A
SI TO-18 PO=400MW
04713
215877
2N2222A
2N6055
2N2907A
RESISTOR
10K
+-1%
.125W
TF
TC=O+-100
19701 SFR25H
RESISTOR 121 +-1%
.125W
TF
TC=O+-100
19701
SFR25H
RESISTOR 51.1 +-1%
.125W
TF TC=D+-100
19701 SFR25H
RESISTOR
2.37K
1%
.125W
TF TC=O+-100
19701 SFR25H
?ESISTDR
237 1%
.125W
TF TC=O+-100
19701
SFR25H
iESISTOR
1.47K
+-I%
.125W
TF TC=O+-100
19701 SFR25H
7ESISTDR
10K
+-1%
.125W
TF
TC=O+-100
19701
SFR25H
7ESISTOR
4.53K
.25%
.125W
TF TC=O+-50
19701 5033R
IESISTOR-TRMR 200 10% TKF SIDE-ADJ
17-TR 73138
89PR2DO
1ESISTDR
3.16K
+-0.5%
.125W
TF TC=O+-50
19701
5033R
IESISTOR
1.8 +-5% 2W PWI TC=D+-400
11502 SPH
{ESISTOR
1K
+-1%
.125W
TF
TC=O+-100
19701
SFR25H
ZESISTDR
l.lK
+-1%
.125W
TF
TC=D+-100
19701
SFR25H
tESISTDR
2.7 5%
.25W
CF TC=D-400
2M627 R-25J
ZESISTOR
316 1%
.125W
TF
TC=D+-100
19701 SFR25H
LESISTOR
10 +-1%
.125W
TF TC=O+-100
91637 CMF-55-1, T-l
LESISTDR
1.33K
+-1%
.125W
TF TC=O+-100
19701
SFR25H
LESISTOR
1.8 +-5% 2W PWI TC=O+-400
11502 SPH
LESISTDR
10K
+-0.25%
.125W
TF TC=O+-100
19701 5033R
LESISTOR
10K
+-0.25%
.125W
TF TC=O+-100
19701 5033R
RESISTOR 316 1%
.125W
TF TC=O+-100
19701 SFR25H
RESISTOR 619 +-1%
.125W
TF TC=O+-100
19701
SFR25H
RESISTOR 10 +-1%
.125W
TF TC=O+-100
91637 CMF-55-1, T-l
RESISTOR 61.9 +-1%
.125W
TF TC=O+-100
19701 SFR25H
RESISTOR 619 +-1%
.125W
TF TC=O+-100
19701 SFR25H
?ESISTOR
10K
+-1%
.125W
TF
TC=D+-100
19701
SFR25H
7ESISTDR
1.33K
+-1%
.125W
TF TC=O+-100
19701 SFR25H
?ESISTOR
.39
+-5% 2W PWI
TC=0+-800
11502 SPH
?ESISTOR
2.7 5%
.25W
CF TC=O-400
2M627 R-25J
7ESISTDR
1K
+-1%
.125W
TF
TC=O+-100
19701
SFR25H
3ESISTDR
178K 1%
.125W
TF TC=O+-100
19701 SFR25H
?ESISTOR-TRMR
50K
10% TKF SIDE-ADJ 17-TR
73138
89PRSOK
{ESISTDR
1OOK
+-1%
.125W
TF TC=O+-100
19701
SFR25H
*Indicates factory-selected value

HP Part Number 85662-60101
AlA
+-15 V Regulator
Reference HP Part
Designation
I
Number
AlA6R34
'
AlA6R35
AlA6R36 0698-3459
AlA6R37 0757-0403
AlA6R38
0698-3446
AlA6R39 0757-0442
AlA6R40
0757-0442
AlA6R41 0698-3446
1
RESISTOR 383 1%
.125U
TF TC=O+-100
AlA6R42 0757-0290
1
RESISTOR
6.19K
+-1%
.125W
TF TC=O+-100
AlA6R43 0698-4405
1
RESISTOR 107 +-1%
.125W
TF TC=O+-100
AlA6R44
0757-1094
1
RESISTOR
1.47K
+-1%
.125W
TF TC=O+-100
AlA6R45
0757-0290
1
RESISTOR
6.19K
+-1%
.125W
TF TC=O+-100
AlA6R46
0837-0126
1
THERMISTOR DISC
lK-OHM
TC=-4.4%/C-DEG
AlA6R48
0698-3154
1
RESISTOR 4.221: 1% .125W TF TC=O+-100
AlA6R49 0757-0816
1
RESISTOR 681 +-1%
.5W
TF TC=O+-100
AlA6R50
0757-0462
1
RESISTOR 75K +-1%
.125W
TF TC=O+-100
AlA6R51 0757-0442
1
RESISTOR
10K
+-1%
.125W
TF TC=O+-100
AlA6R52 0757-0442
1
RESISTOR
10K
+-1%
.125W
TF TC=O+-100
AlAGTPl 1251-0600
1
CONNECTOR-SGL CONT PIN
1.14~MM-BSC-SZ
SQ
AlA6TP2 1251-0600
1
CONNECTOR-SGL CONT PIN
1.14~MM-BSC-SZ
SQ
AlA6TP3 1251-0600
1
CONNECTOR-SGL CONT PIN
1.14-MM-BSC-SZ
SQ
AlA6TP4 1251-0600
1
CONNECTOR-SGL CONT PIN
1.14~MM-BSC-SZ
SQ
AlA6TP5
1251-0600
1
CONNECTOR-SGL CONT PIN
1.14-MM-BSC-SZ
SQ
AlA6TP6
1251-0600
1
CONNECTOR-SGL CONT PIN
1.14-MM-BSC-SZ
SQ
AlA6TP7 1251-0600
1
CONNECTOR-SGL CONT PIN
1.14~MM-BSC-SZ
SQ
AlAGUl 1820-0223
1
IC OP AMP GP TO-99 PKG
AlA6U2 1820-0223
1
IC OP AMP GP TO-99 PKG
AlA6U3 1826-0167
1
IC OP AMP PRGMBL TO-99 PKG
AlA6U4 1826-0026
1
IC COMPARATOR PRCN TO-99 PKG
AlAGVRl 1902-0686
1
DIODE-ZNR
6.2V
2% DO-7
PD=.4W
TC=+.002%
AlA6VR2 1902-0554
1
DIODE-ZNR
1OV
5%
PD=lW
IR=lOUA
AlA6VR3 1902-3263
1
DIODE-ZNR
24.9V
2% DO-35
PD=.4W
0757-0465
0683-2265
QtY
Description
1
RESISTOR
1OOK
+-1%
.125Y
TF TC=O+-100
1
RESISTOR 22M 5%
.25U
CC
TC=-900/+1200
1
RESISTOR
3831:
1%
.125W
TF TC=O+-100
1
RESISTOR 121 +-1%
.125Y
TF TC=O+-100
1
RESISTOR 383 1%
.125W
TF TC=O+-100
1
RESISTOR
10K
+-1%
.125W
TF TC=O+-100
1
RESISTOR
10K
+-1%
.125Y
TF TC=O+-100
Mfr Part
Number
SFR25H
CB2265
SFR25H
SFR25H
SFR25H
SFR25H
SFR25H
SFR25H
SFR25H
CMF-55-l. T-l
SFR25H
SFR25H
STD-0163
SFR25H
5053R
SFR25H
SFR25H
SFR25H
16-06-0034
16-06-0034
16-06-0034
16-06-0034
16-06-0034
16-06-0034
16-06-0034
LM301AH
LM301AH
CA3094AT
LM311H
11825
*Indicates factory-selected value
85662-60101 Parts List
Page 3 of 3

HP Part Number 85662-60232
AlA
High Voltage Power Supply
Reference
HP Part C
Designation
Number D
Qty Description Mfr Mfr Part
Code Number
AlA
85662-60232
0
1
HIGH VOLTAGE POWER SUPPLY
BOARD ASSEMBLY 28480
(SERIAL PREFIX:
3014~) 85662-60232
AlAGCl 0180-2205
3
1
CAP-FXD
0.33uF
35 V TA
AlA6C2 04200
0180-0116
1
150D334X9035A2-DYS
1
CAP-FXD
6.8uF
35 V TA
AlA6C3 04200
0160-5271
7
150D685X9035BZ-DYS
1
AlA6C4
CAP-FXD
3OpF
100 V
0180-1746 02010
SA102A300JAAH
5
1
CAP-FXD 15uF 20 V TA
AlA6C5
04200
0180-0228
6
150D156X9020B2-DYS
1
CAP-FXD 22uF 15 V TA
04200 150D226X9015B2-DYS
AlA6C6
0180-1746
5
1
CAP-FXD
15uF
20 V TA
AlA6C7 04200
0180-0197
8
150D156X9020B2-DYS
1
CAP-FXD
2.2uF
20 V TA
AlA6C8
04200
0160-4822
150D225X9020A2-DYS
2
1
AlA6C9
CAP-FXD
1OOOpF
100 V
02010
0160-5271
SA201A102JAAH
71
AlAGClO CAP-FXD
3OpF
100 V
02010
0180-0291
SA102A300JAAH
3
1
CAP-FXO
1uF
35 V TA
04200
1500105X9035A2-DYS
AlAGCll 0180-1746
5
1
CAP-FXD
15uF
20 V TA
AlA6C16 04200
0160-4835 150D156X9020B2-DYS
7
1
CAP-FXD
O.luF
50 V
AlA6C17 02010
0160-4835
SAllSC104KAAH
7
1
CAP-FXD
O.luF
50 V
AlA6ClOO
02010
0180-4221
SAllSC104KAAH
7
1
CAP-FXD 47uF 100 V AL-ELCTLT
AlA6C102 00493
0180-3847
KMClOOVB47RMlOX20LL
1
1
CAP-FXD 22uF 25 V TA
04200 299D226X9025DBl
AlA6C103 0180-4221
7
1
CAP-FXD 47uF 100 V AL-ELCTLT
AlA6C104 00493
0180-4221
KMClOOVB47RMlOX20LL
7
1
CAP-FXD 47uF 100 V AL-ELCTLT
AlA6C106
00493
0160-5583
KMClOOVB47RMlOX20LL
4
1
CAP-FXD
1uF
160 V POLYP-MET
06127
AlA6C107 MKP-10
0160-4835
7
1
CAP-FXD
O.luF
50 V
AlA6C108
02010
SAllSC104KAAH
0160-4832
4
1
CAP-FXD
O.OluF
100 V
02010
SAlOlC103KAAH
AlA6C109 0180-3847
1 1
CAP-FXD 22uF 25 V TA
04200
AlAGCllO
299D226X9025DBl
0160-4832
4
1
CAP-FXD
O.OluF
100 V
AlAGClll 02010
SAlOlC103KAAH
0160-0156
7
1
CAP-FXD 3900pF 200 V POLYE-FL
02367
AlA6C112 0160-0161
WMC
2D39
4
1
CAP-FXD
O.OluF
200 V POLYE-FL
02367
AlA6C113 WMCZSl
0160-4822
2
1
CAP-FXD 100 V
1OOOpF 02010
SA201A102JAAH
AlA6C114 0160-4832
4
1
CAP-FXD
O.OluF
100 V
AlA6C115
02010
SAlOlC103KAAH
0180-3771
0
1
CAP-FXD
1uF
35 V TA
04200
AlA6C116
0180-3850 299D105X9035ABl
6
1
CAP-FXD 68uF 10 V TA
04200
AlA6C117
299D686X9010DBl
0160-5100
1 1
CAP-FXD
27OOpF 100 V 02010
AlA6C118 0160-4832
SA301A272JAAH
4
1
CAP-FXD
O.OluF
100 V
02010
SAlOlC103KAAH
AlA6C119 0160-4832
4
1
CAP-FXD
O.OluF
100 V
02010
AlA6C121
SAlOlC103KAAH
0160-4835
7
1
CAP-FXD
O.luF
50 V
02010
AlA6C122
SA115C104KAAH
0160-4832
4
1
CAP-FXD
O.OluF
100 V
02010
AlA6CR2
SAlOlC103KAAH
1901-0033
2
1
DIODE-GEN PRP 180V
200MA DO-35 00046
AlA6CR4 lN645
1884-0316
6
1
THYRISTOR-SCR
2N6402
TO-220AB VRRM=EOO
02037 2N6402
AlA6CR6 1901-0033
2
1
DIODE-GEN PRP 180V 200MA DO-35
00046
AlA6CR8
lN645
1901-0033
2
1
DIODE-GEN PRP 180V
200MA DO-35 00046
AlA6CR9 lN645
1884-0316
6
1
THYRISTOR-SCR
2N6402
TO-220AB
VRRM=200 02037 2N6402
AlAGCRlO
1901-0033
2
1
DIODE-GEN PRP 180V 200MA DO-35
00046
AlAGCRll lN645
1901-0200
5
1
DIODE-PWR RECT
1OOV
1.5A 02037
AlA6CR18
1901-0033
21
DIODE-GEN PRP 180V 200MA DO-35 00046 lN645
AlA6CRlOO
1901-0376
6
1
DIODE-GEN PRP 35V 50MA DO-35
00046
AlA6CR102
lN3595
1901-0376
6
1
DIODE-GEN PRP 35V 50MA
DO-35 00046
AlA6CR103 lN3595
1901-1065
2
1
DIODE-PWR RECT
lN4936
400V
1A
200NS
02037
AlA6CR104
lN4936
1901-1065
2
1
DIODE-PWR RECT
lN4936
400V
1A
200NS
02037 lN4936
*Indicates factoryselected value
8566260232 Parts List
Page 1 of 4

Reference
Designation:
HP Part
Number
C
c
AlA6CR105
1901-1065
AlAGDSl 1990-0487
AlA60S2 1990-0487
AlA6Fl 2110-0681
AlA6F2 2110-0702
t
/
AlA6FlOO
AlA6LlOO
AlAGLlOl
AlA6L102
AlAGMPl
2110-0605
E
9140-0736
t
9140-1181
7
9140-0210
I
AlA6MP2
4040-0754
1
AlA6MP3 1480-0059
E
AlA6MP4
85662-20044
E
AlA6MP5
0380-0886
E
AlA6MP6
1200-0081
4
AlA6MP7 2200-0107
E
AlA6MP8
2200-0107
E
AlA6MP9 3050-0105
f
AlAGMPlO
D340-1114
1
AIAGMPll 5041-7282
7
AlA6MP12 3050-0890
6
AlA6MP13 3515-1548
6
AlA6MP14
3340-0949
a
AlA6MP15
3515-0866
9
AlA6MP16
3535-0025
4
AlA6MP17 3360-1852
6
AlA6MP18
1515-2051
8
AlA6MP21 1340-0039
7
AlA6Ql 1853-0281
9
AlA6Q2
1853-0281
9
AlA6Q3
AlA6Q4
AlA6Q5
AlA6Q6
AlA6Q9
L854-0477
L854-0019
1854-0611
1854-0019
1854-0611
AlA6QlO
1853-0281
9
AlA6QlOO 1855-0565
6
AlAGRl
1757-0442
9
AlA6R2
1757-0403
2
AlA6R3
1757-0394
0
RlA6R4
RlA6R5
41A6R6
41A6R7
41A6R8
1698-3150
6
1698-3442
9
1757-1094
9
1757-0442
3
)698-3247
2
41A6R9
41A6RlO
41A6Rll
1100-3095
5
1698-6835
3
1811-1669
3
85662-60232
Parts
List
Page2of4
-
at
1
1
1
1
1
1
1
1
1
1
1
1
2
4
2
2
2
2
2
2
2
2
2
2
2
2
4
1
1
1
1
1
1
1
1
1
1
1
1
1
1
1
1
1
1
1
1
-
HP Part Number 85662-60232
AlA
High Voltage Power Supply
Description Mfr
Mfi
Part
Code Number
DIODE-PM RECT
lN4936
400V
1A
200NS
0203;
lN4936
LED-LAMP
LUM-INT=PMCD
BVR=5V
01541
HLMP-1401
LED-LAMP
LUM-INT=2MCD
BVR=5V
0154;
HLMP-1401
FUSE
2.5A
250V
NT0
FE IEC
0470:
21202.5
FUSE 2A 250V NTD FE IEC
0280:
GDB-2
FUSE
.5A
250V NTD FE
0470:
042OC
0188E
03273
217.500
INDUCTOR-FIXED
L:200
UH MIN @ 0.35
ADC,l
INDUCTOR-FIXED L(AT 10 KHZ):
12UH+-10%
INDUCTOR RF-CH-MLD
1OOUH
+-5X
.166D-INX.
NOT ASSIGNED
G6925-A
15M103J
EXTR-PC BD BLU POLYC
.062-IN-BD-THKNS
l-
PIN-ROLL
.062-IN-DIA
.25-IN-LG STL
HEAT SINK FOR
Q5/Q9 52-012-062-0250
85662-20044
STANDOFF-RVT-ON
.l-IN-LG
4-40-THD
INSULATOR-FLG-BSHG NYLON
10401
04559
2848C
02121
03232
SCREW-MACH 4-40
.375-IN-LG
PAN-HD-POZI
01125
SCREW-MACH 4-40
.375-IN-LG
PAN-HD-POZI
01125
WASHER-FL MTLC NO. 4
.125-IN-ID 04821
INSULATOR-XSTR THRM-CNDCT 05447
INSULATOR TO-220 28480 K-4-05
5041-7282
rlASHER-FL
MTLC 2.5 MM
2.78-MM-ID 06691
SCREW-MACHINE ASSEMBLY M2.5 X 0.45
01125
INSULATOR-XSTR THRM-CNDCT 02923
SCREW-MACHINE ASSEMBLY M3 X 0.5
8MM-LG 05610
NUT-HEX DBL-CHAM M3 X 0.5
2.4MM-THK 06691
60-11-5791-1674
TERMINAL-SLDR LUG PL-MTG FOR-#5-SCR
04880
SCREW-MACH M3.0 X 6 PAN-HO 01125
3USHING-INSULATOR
FOR STAND OFF
01075
TRANSISTOR PNP
2N2907A
SI TO-18
PD=400MW 02037
TRANSISTOR PNP
2N2907A
SI TO-18
PD=400MU 02037
342-130
119-0107-00-0-009
2N2907A
2N2907A
TRANSISTOR NPN
2N2222A
SI TO-18 PD=500MW
02037
TRANSISTOR NPN SI TO-18 PD=360MW
02037
TRANSISTOR NPN
2N6055
SI DARL TO-3
02037
TRANSISTOR NPN SI TO-18 PD=360MW
02037
TRANSISTOR NPN
2N6055
SI OARL TO-3
02037
2N2222A
2N6055
216055
TRANSISTOR PNP
2N2907A
SI TO-18 PD=400MW
02037 2N2907A
TRANSISTOR MOSFET N-CHAN E-MODE TO-220 S 02037 MTPlON12
lESISTOR
10K
+-1%
.125W
TF TC=O+-100
00746
CRB14 OR CRB25
tESISTOR
121 +-1%
.125W
TF TC=O+-100
00746
CRB14 OR CRB25
LESISTOR 51.1 +-1%
.125W
TF TC=O+-100
00746
CRB14 OR CRB25
LESISTOR 2.371: 1% .125W TF TC=O+-100 00746 CRB14 OR CRB25
LESISTOR 237 1%
.125W
TF TC=O+-100
00746
CRB14 OR
CR825
LESISTOR
1.47K
+-I%
.125W
TF TC=O+-100
00746
CRB14 OR CRB25
LESISTOR
10K
+-1%
.125W
TF TC=O+-100
00746
CRB14 OR CRB25
LESISTOR 4.531:
.25%
.125W
TF TC=O+-50
00746
CRB14 OR CRB25
!ESISTOR-TRMR
200 10% TKF SIDE-ADJ 17-TR
03744 3006P-DM3-201
!ESISTOR
3.16K
+-0.5%
.125U
TF TC=O+-50
00746
CRB14 OR CRB25
!ESISTOR
1.8 +-5% 2W PWI TC=O+-400
02499 SPH
*Indicates factory-selected value

Reference
Designation HP Part
Number
0757-0280
0757-0424
C
D
AlA6R12
AlA6R13
3
7
AlA6R14
AlA6R15
AlA6R16
AlA6R17
AlA6R18
0683-0275
9
0698-3444
1
0757-0346
2
0757-0317
7
0811-1669
0
AlA6R19
AlA6R20
AlA6R21
AlA6R22
AlA6R23
0698-7794
2
0698-7794
2
0698-3444
1
0757-0418
9
0757-0346
2
AlA6R24 0757-0276
7
AlA6R25 0757-0418
9
AlA6R26 0757-0442
9
AlA6R27 0757-0317
7
AlA6R28 0811-1661
2
AlA6R29
AlA6R39
AlA6R40
AlA6R41
AlA6R42
0683-0275
D757-0442
D757-0442
D698-3446
D757-0443
AlA6R43
AlA6R44
AlA6R45
AlA6R46
AlA6R48
D698-4405
6
D757-1094
9
D757-0443
0
D837-0126
6
D698-3154
0
AlA6R49 3757-0816
1
AlA6RlOO D698-3442
9
AlAGRlOl D757-0279
0
AlA6R102 3757-0458
7
AlA6R103 2100-3054
6
AlA6R104 3757-0123
AlA6R105 3757-0466
AlA6R106 3698-0085
AlA6R107 3757-0442
AlA6R108 3757-0438
AlA6R109 3698-0084
AlAGRllO 3757-0199
AlAGRlll 3757-0442
AlA6R112 3757-0442
AlA6R113 3757-0280
AlA6R114 3757-0466
AlA6R115 3757-0280
AlA6R116 3757-0442
AlA6R117 3757-0279
AlA6R118 3757-0442
3
7
0
9
3
9
3
9
9
3
7
3
9
0
9
-
31
-
1
1
1
1
1
1
1
1
1
1
1
1
1
1
1
1
1
1
1
1
1
1
1
1
1
1
1
1
1
1
1
1
1
1
1
1
1
1
1
1
1
1
1
1
1
1
1
-
HP Part Number 85662-60232
AlA
High Voltage Power Supply
Description Mfr
Mfr Part
Code Number
RESISTOR
1K
+-1%
.125W
TF TC=O+-100
00746
CRB14 OR CRB25
RESISTOR
l.lK
+-1%
.125W
TF TC=O+-100
00746
CRB14 OR CRB25
RESISTOR 2.7 5%
.25W
CF TC=O-400
00746 R-25J
RESISTOR 316 1%
.125W
TF TC=O+-100
00746
CRB14 OR CRB25
RESISTOR 10 +-1%
.125W
TF TC=O+-100
00746
CRB14 OR CRB25
RESISTOR
1.33K
+-1%
.125W
TF TC=O+-100
00746
CRB14 OR CRB25
RESISTOR 1.8 +-5% 2W PWI TC=O+-400
02499 SPH
RESISTOR
10K
+-0.25%
.125W
TF TC=O+-100
00746
CRB14 OR CRB25
RESISTOR
10K
+-0.25%
.125W
TF TC=O+-100
00746
CRB14 OR
CR825
RESISTOR 316 1%
.125W
TF TC=O+-100
00746
CRB14 OR CRB25
RESISTOR 619 +-1%
.125W
TF TC=O+-100
00746
CRB14 OR CRB25
RESISTOR 10 +-1%
.125W
TF TC=O+-100
00746
CRB14 OR CRB25
RESISTOR 61.9 +-1%
.125W
TF TC=O+-100
00746
CRB14 OR CRB25
RESISTOR 619 +-1%
.125W
TF TC=O+-100
00746
CRB14 OR CRB25
RESISTOR
10K
+-1%
.125W
TF TC=O+-100
00746
CRB14 OR CRB25
RESISTOR
1.33K
+-1%
.125W
TF TC=O+-100
00746
CRB14 OR CRB25
RESISTOR
-39
+-5% 2W PWI TC=O+-800
02499 SPH
RESISTOR 2.7 5%
.25W
CF TC=O-400
00746 R-25J
RESISTOR
10K
+-1%
.125W
TF TC=O+-100
00746
CRB14 OR CRB25
RESISTOR
10K
+-1%
.125W
TF TC=O+-100
00746
CRB14 OR CRB25
RESISTOR 383 1%
.125W
TF TC=O+-100
00746
CRB14 OR CRB25
RESISTOR
11K
+-1X
.125W
TF TC=O+-100
00746
CRB14 OR CRB25
RESISTOR 107 +-1%
.125W
TF TC=O+-100
00746
CRB14 OR CRB25
RESISTOR
1.47K
+-1%
.125W
TF TC=O+-100
00746
CRB14 OR CRB25
RESISTOR
11K
+-1%
.125W
TF TC=O+-100
00746
CRB14 OR CRB25
THERMISTOR DISC
lK-OHM
TC=-4.4%/C-DEG
12830 STD-0163
RESISTOR 4.221: 1% .125W TF TC=O+-100 00746
CRB14 OR CRB25
RESISTOR 681 +-1%
.5W
TF TC=O+-100
01074
H2
RESISTOR 237 1%
.125W
TF TC=O+-100
00746
CRB14 OR CRB25
RESISTOR 3.16K +-1%
.125W
TF TC=O+-100
00746
CRB14 OR CRB25
RESISTOR
51.1K
+-1%
.125W
TF TC=O+-100
00746
CRB14 OR CRB25
RESISTOR-TRMR 50K 10% TKF SIDE-ADJ 17-TR
03744
3006P-DM3-503
RESISTOR 34.81: +-1% .125W TF TC=O+-100 00746
CRB14 OR CRB25
RESISTOR
1lOK
+-1%
.125W
TF TC=O+-100
00746
CRB14 OR CRB25
XESISTOR
2.61K
1%
.125W
TF TC=O+-100
00746
CRB14 OR CRB25
?ESISTOR
10K
+-1%
.125W
TF TC=O+-100
00746
CRB14 OR CRB25
?ESISTOR
5.11K
+-1%
.125W
TF TC=O+-100
00746
CRB14 OR CRB25
?ESISTOR
2.15K
1%
.125W
TF TC=O+-100
00746
CRB14 OR CRB25
iESISTOR
21.5K
+-1%
.125W
TF TC=O+-100
00746
CRB14 OR CRB25
iESISTOR
10K
+-1%
.125W
TF TC=O+-100
00746
CRB14 OR CRB25
?ESISTOR
10K
+-1%
.125W
TF TC=O+-100
00746
CRB14 OR CRB25
XESISTOR
1K
+-1%
.125W
TF TC=O+-100
00746
CRB14 OR
CR825
iESISTOR
1lOK
+-1%
.125W
TF TC=O+-100
00746
CRB14 OR CRB25
7ESISTOR
1K
+-1%
.125W
TF TC=O+-100
00746
CRB14 OR CRB25
1ESISTOR
10K
+-1%
.125W
TF TC=O+-100
00746
CRB14 OR CRB25
7ESISTOR
3.16K
+-1%
.125W
TF TC=O+-100
00746
CRB14 OR CRB25
7ESISTOR
10K
+-1%
.125W
TF TC=O+-100
00746
CRB14 OR CRB25
*Indicates factoy-selected value
85662-60232
parts
List
Page 3 of 4

HP Part Number
85662.60232
AlA
High Voltage Power Supply
Reference HP Part
C
Designatior Number
I
AlA6R119 0757-0442
AlA6R120
0698-3601
AlA6R121 0757-0280
AlA6R122 0757-0402
AlA6R123 0757-0467
,
AlA6R124 0812-0019
AlA6R125
0698-8817
AlA6R126
0698-8815
AlA6R127 0698-3162
AlAGTPl 1251-0600
1
AlA6TP2
1251-0600
(
AlA6TP3 1251-0600
(
AlA6TP4
1251-0600
1
AlA6TPlOO
1251-8427
t
AlA6Ul 1826-1227
;
AlA6U2 1826-1227
E
AlA6UlOO
1826-0806
7
AlAGUlOl 1820-4032
7
AlA6U102 1810-0945
2
AlA6U103 1826-0412
1
AlA6U104
1826-0393
7
AlA6U105
1826-0785
1
AlAGVRl 1902-0686
3
AlA6VR2 1902-0202
9
AlA6VR3 1902-3224
1
AlA6VR7 1902-3224
1
AlA6VR17
1902-0556
6
AlAGXFl !llO-0714
0
AlA6XF2 !llO-0714
0
AlA6XFlOO
!llO-0714
0
8566260232
Parts Liit
Page4of4
cat
1
1
1
1
1
1
1
1
1
1
1
1
1
1
1
1
1
1
1
1
1
1
1
1
1
1
1
1
1
1
Description
RESISTOR
10K
+-1%
.125W
TF TC=O+-100
0074t
CRB14 OR CRB25
RESISTOR 10 5% 2W MO TC=O+-200
02491
GS-3
RESISTOR
1K
+-1%
.125W
TF TC=O+-100
00746
CRB14 OR CRB25
RESISTOR 110 +-1%
.125W
TF TC=O+-100
0074t
CRB14 OR CRB25
RESISTOR 121K +-1%
.125W
TF TC=O+-100
0074t
CRB14 OR CRB25
RESISTOR
.33
+-5% 3W PWI TC=O+-90
01854
T2B-79
RESISTOR 2.61 +-1%
.125W
TF TC=O+-100
0299:
SFR25H
RESISTOR 1.78 +-1%
.125W
TF TC=O+-100
0299E
SFR25H
RESISTOR 46.41: 1%
.125W
TF TC=O+-100
0074E
CRB14 OR CRB25
CONNECTOR-SGL CONT PIN
1.14-MM-BSC-SZ
SQ 0113E
928-196-004140
CONNECTOR-SGL CONT PIN 1.14-MM-BSC-SZ
SQ 01136
928-196-004140
CONNECTOR-SGL CONT PIN
1.14-MM-BSC-SZ
SQ 0113E
928-196-004140
CONNECTOR-SGL CONT PIN 1.14-MM-BSC-SZ
SQ
01136
928-196-004140
CONN-POST TYPE
.150-PIN-SPCG
5-CONT
01380 87221-4
IC OP AMP GP 8-DIP-C PKG 01698
LM301AJG
IC OP AMP GP 8-DIP-C PKG 01698
LM301AJG
IC V RGLTR-SWG 18V
16-DIP-P
PKG
02910 NE5560N
IC-INTERFACE DRVR CMOS PERIPHERAL HIGH
02763
TSC426CPA
NETWORK-RES 8-SIP MULTI-VALUE
02483
750-8P-5R
IC COMPARATOR PRCN DUAL 8-DIP-P PKG
03406 LM393N
IC V RGLTR-ADJ-POS
1.2/37V
TO-220 PKG
IC OP AMP LOW-BIAS-H-IMPD DUAL 8-DIP-C
DIODE-ZNR
6.2V
2% DO-7
PD=.4W
TC=+.002%
DIODE-ZNR 15V 5% PD=lW
IR=SUA
DIODE-ZNR
17.8V
5% DO-35 PD=.4W
01698
01698
LM317KC
TL072ACJG
lN825
02037
02037
IIODE-ZNR
17.8V
5% DO-35
PD=.W
02037
IIODE-ZNR 20V 5%
PD=lW
IR=SUA 02037
-USEHOLDER-BLOCK
2A 250 V l-FU
06328
-USEHOLDER-BLOCK
2A 250 V l-FU
06328
-USEHOLDER-BLOCK
2A 250 V
I-FU 06328
OGB 031.8101
068
031.8101
OGB 031.8101
*Indicates factory-selected value
Mff
Mfr Part
Code
Number

Reference
Designation
AlA
HP Part
Number
85662-60250
0
AlAGCl
AlA6C2
AlA6C3
AlA6C4
AlA6C5
0180-2205
3
0180-0116
1
0160-5271
7
0180-1746
5
0180-0228
6
AlA6C6
AlA6C7
AlA6C8
AlA6C9
AlAGClO
0180-1746
5
D180-0197
3
3160-4822
7
3160-5271
7
0180-0291
3
AlAGCll 0180-1746
5
AlA6C16 0160-4835
7
AlA6C17 0160-4835
7
AlA6ClOO
0180-4221
7
AlA6C102 0180-3847
1
AlA6C103 0180-4221
7
AlA6C104 0180-4221
7
AlA6C106
0160-5583
4
AlA6C107 0160-4835
7
AlA6C108
0160-4832
4
AlA6C109 0180-3847
1
AlAGCllO
0160-4832
4
AlAGClll 0160-0156
7
AlA6C112 0160-0161
4
AlA6C113 0160-4822
2
AlA6C114
3160-4832
4
AlA6C115
3180-3771
3
AlA6C116
3180-3850
5
AlA6C117 3160-5100
1
AlA6C118
1160-4832
1
AlA6C119 0160-4832
4
AlA6C121 0160-4835
7
AlA6C122 0160-4832
4
AlA6CR2
1901-0033
2
AlA6CR4
1884-0316
6
AlA6CR6
1901-0033
2
AlA6CR8
1901-0033
2
AlA6CR9 1884-0316
6
AlAGCRlO 1901-0033
2
AlAGCRll 1901-0200
5
AlA6CR18
1901-0033
7
AlA6CRlOO 1901-0376
5
AlA6CR102 1901-0376
5
AlA6CR103 1901-1065
7
AlA6CR104 1901-1065
7
-
3Y
-
1
1
1
1
1
1
1
1
1
1
1
1
1
1
1
1
1
1
1
1
1
1
1
1
1
1
1
1
1
1
1
1
1
1
1
1
1
1
1
1
1
1
1
1
1
1
-
HP Part Number 85662060250
AlA
High Voltage Power Supply
Description Mfr
Code
Mfr Part
Number
HIGH VOLTAGE POWER SUPPLY BOARD ASSEMBLY
(SERIAL PREFIX:
3026~) 28480 85662-60250
CAP-FXD
0.33uF
35 V TA
04200 150D334X9035A2-DYS
CAP-FXD
6.8uF
35 V TA
04200 1500685X9035B2-OYS
CAP-FXD
3OpF
100 V
02010
SA102A300JAAH
CAP-FXD
15uF
20 V TA
04200 150D156X902082-DYS
CAP-FXD 22uF 15 V TA
04200 150D226X9015B2-DYS
CAP-FXD
15uF
20 V TA
04200 150D156X9020B2-DYS
CAP-FXD
2.2uF
20 V TA
04200 150D225X9020A2-DYS
CAP-FXD
1OOOpF
100 V
02010 SA201A102JAAH
CAP-FXD
3OpF
100 V
02010
SA102A300JAAH
CAP-FXD
1uF
35 V TA
04200 1500105X9035A2-DYS
CAP-FXD
15uF
20 V TA
04200 150D156X9020B2-DYS
CAP-FXD
O.luF
50 V
02010 SAllSC104KAAH
CAP-FXD
O.luF
50 V
02010
SA115C104KAAH
CAP-FXD 47uF 100 V AL-ELCTLT
00493
KMClOOVB47RMlOX20LL
CAP-FXD 22uF 25 V TA
04200 299D226X9025DBl
CAP-FXD 47uF 100 V AL-ELCTLT
00493 KMClOOVB47RMlOX20LL
CAP-FXD 47uF 100 V AL-ELCTLT
00493
KMClOOVB47RMlOX20LL
CAP-FXD
1uF
160 V POLYP-MET
06127 MKP-10
CAP-FXD
O.luF
50 V
02010
SAllSC104KAAH
CAP-FXD
O.OluF
100 V
02010
SAlOlC103KAAH
CAP-FXD 22uF 25 V TA
04200 2990226X9025DBl
CAP-FXD
O.OluF
100 V
02010 SAlOlC103KAAH
CAP-FXD 3900pF 200 V POLYE-FL
02367
WMC
2D39
CAP-FXD
O.OluF
200 V POLYE-FL
02367 WMCESl
CAP-FXD
1OOOpF
100 V
02010 SA201A102JAAH
CAP-FXD
O.OluF
100 V
02010 SAlOlC103KAAH
CAP-FXD
1uF
35 V TA
04200 299D105X9035ABl
CAP-FXD 68uF 10 V TA
04200 299D686X9010DBl
ZAP-FXD
27OOpF
100 V
02010 SA301A272JAAH
:AP-FXD
O.OluF
100
V
02010
SAlOlC103KAAH
CAP-FXD
O.OluF
100 V
02010
SAlOlC103KAAH
CAP-FXD
O.luF
50
V
02010 SAllSC104KAAH
CAP-FXD
O.OluF
100 V
02010
SAlOlC103KAAH
DIODE-GEN PRP 180V 200MA DO-35
00046 lN645
THYRISTOR-SCR 216402 TO-220AB
VRRM=200 02037 2N6402
DIODE-GEN PRP 180V 200MA DO-35
00046
DIODE-GEN PRP 180V 200MA DO-35
00046
THYRISTOR-SCR
2N6402
TO-220AB
VRRM=200 02037
DIODE-GEN PRP 180V 200MA DO-35
00046
DIODE-PWR RECT
1OOV
1.5A 02037
lN645
lN645
2N6402
lN645
DIODE-GEN PRP 180V 200MA DO-35
00046 lN645
3IODE-GEN
PRP 35V 50MA DO-35
00046 lN3595
IIODE-GEN
PRP 35V 50MA DO-35
00046 lN3595
)IODE-PWR
RECT
lN4936
400V
1A
200NS
02037 lN4936
IIODE-PWR
RECT
lN4936
400V
1A
200NS
02037 lN4936
*Indicates
factoyselected
value
85662-60250 Parts List
Page 1 of 4

Reference
Designation
HP Part
Number
2
D
AlA6CR105
1901-1065
2
AlAGDSl 1990-0487
7
AlA6DS2
1990-0487
7
AlA6Fl !llO-0681
0
AlA6F2 !llO-0702
6
AlA6FlOO
AlA6LlOO
AlAGLlOl
AlA6L102
AlAGMPl
!llO-0605 8
3140-0736
6
3140-1181
7
9140-0210
1
AlA6MP2 4040-0754
1
AlA6MP3 1480-0059
8
AlA6MP4 85662-20044
8
AlA6MP5
0380-0886
6
AlA6MP6
1200-0081
4
AlA6MP7
2200-0107
6
AlA6MP8
2200-0107
6
AlA6MP9
3050-0105
6
AlAGMPlD
0340-1114
1
AlAGMPll 5041-7282
7
AlA6MP12
3050-0890
6
AlA6MP13
3515-1548
6
AlA6MP14
1340-0949
8
AlA6MP15
1515-0866
9
AlA6MP16
1535-0025
4
AlA6MP17
0360-1852
6
AlA6MP18
0515-2051
8
AlA6MP21 0340-0039
7
AlA6Ql 1853-0281
9
AlA6Q2
1853-0281
9
AlA6Q3
AlA6Q4
AlA6Q5
AlA6Q6
AlA6Q9
1854-0477
7
1854-0019
3
1854-0611
1
1854-0019
3
1854-0611
1
AlA6QlO
1853-0281
9
AlA6QlOO
1855-0565
6
AlAGRl 1757-0442
9
AlA6R2 1757-0403
2
AlA6R3 1757-0394
0
AlA6R4 1698-3150
6
AlA6R5
1698-3442
9
AlA6R6
1757-1094
9
AlA6R7
J757-0442
9
AlA6R8
0698-3247
2
AlA6R9
AlAGRlO
AlAGRll
2100-3095
5
0698-6835
0
0811-1669
0
85662-60250 Parts List
Page 2 of 4
-
sty
-
1
1
1
1
1
1
1
1
1
1
1
1
2
4
2
2
2
2
2
2
2
2
2
2
2
2
4
1
1
1
1
1
1
1
1
1
1
1
1
1
1
1
1
1
1
1
1
-
HP Part Number 85662-60250
AlA
High Voltage Power Supply
Description Mfr Mfr Part
Code Number
DIODE-PWR RECT
lN4936
40DV
1A
200NS
02037 lN4936
LED-LAMP
LUM-INT=2MCD
BVR=5V 01542 HLMP-1401
LED-LAMP
LUM-INT=2MCD
BVR=5V 01542 HLMP-1401
FUSE
2.5A
250V
NT0
FE IEC
04703 21202.5
FUSE 2A 250V
NT0
FE IEC
02805 GDB-2
FUSE
.5A
250V NTD FE
04703
04200
01886
03273
217.500
INDUCTOR-FIXED
L:200
UH MIN
9
0.35
ADC,l
INDUCTOR-FIXED
L(AT
10 KHZ):
12UH+-10%
INDUCTOR RF-CH-MLD
1OOUH
+-5%
.166D-INX.
NOT ASSIGNED
G6925-A
15M103J
EXTR-PC BD BLU POLYC
.062-IN-BD-THKNS
l-
PIN-ROLL
.062-IN-DIA
.25-IN-LG STL
HEAT SINK FOR
Q5/Q9
STANDOFF-RVT-ON
.l-IN-LG
4-40-THD
INSULATOR-FLG-BSHG NYLON
10401
04559
28480
02121
03232
52-012-062-0250
85662-20044
SCREW-MACH 4-40
.375-IN-LG
PAN-HD-POZI
01125
SCREW-MACH 4-40
.375-IN-LG
PAN-HD-POZI
01125
WASHER-FL MTLC NO. 4
.125-IN-ID 04821
INSULATOR-XSTR THRM-CNDCT
05447
INSULATOR TO-220
28480 K-4-05
5041-7282
WASHER-FL MTLC 2.5 MM 2.78-MM-ID
06691
SCREW-MACHINE ASSEMBLY M2.5 X 0.45
01125
INSULATOR-XSTR THRM-CNDCT
02923
SCREW-MACHINE ASSEMBLY M3 X 0.5
8MM-LG 05610
NUT-HEX DBL-CHAM M3 X 0.5
2.4MM-THK 06691
60-11-5791-1674
TERMINAL-SLDR LUG PL-MTG FOR-#5-SCR
04880
SCREW-MACH M3.0 X 6 PAN-HD
01125
BUSHING-INSULATOR FOR STAND OFF
01075
TRANSISTOR PNP
2N2907A
SI TO-18
PD=400MW
02037
TRANSISTOR PNP
2N2907A
SI TO-18 PD=400MW
02037
342-130
119-0107-00-0-009
2N2907A
2N2907A
TRANSISTOR NPN
2N2222A
SI TO-18
PD=500MW
02037
TRANSISTOR NPN SI TO-18 PD=360MW
02037
TRANSISTOR NPN
2N6055
SI DARL TO-3
02037
TRANSISTOR NPN SI TO-18 PD=360MW
02037
TRANSISTOR NPN
2N6055
SI DARL TO-3
02037
2N2222A
2N6055
2N6055
TRANSISTOR PNP
2N2907A
SI TO-18 PD=400MW
02037 2N2907A
TRANSISTOR MOSFET N-CHAN E-MODE TO-220 S
02037 MTPlON12
?ESISTOR
10K
+-1%
.125W
TF TC=O+-100
00746 CRB14 OR CRB25
?ESISTOR
121 +-1%
.125W
TF TC=O+-100
00746 CRB14 OR CRB25
7ESISTOR
51.1
+-1X
.125W
TF TC=O+-100
00746
CRB14 OR CRB25
7ESISTDR
2.37K
1%
.125W
TF TC=O+-100
00746
CRB14 OR
CR625
7ESISTOR 237 1%
.125W
TF TC=O+-100
00746 CRB14 OR CRB25
?ESISTOR
1.47K
+-1%
.125W
TF TC=O+-100
00746
CRB14 OR CRB25
dESISTOR
10K
+-1%
.125W
TF TC=O+-100
00746 CRB14 OR CRB25
RESISTOR
4.53K
.25X
.125W
TF TC=O+-50
00746 CRB14 OR CRB25
RESISTOR-TRMR 200 10% TKF SIDE-ADJ
17-TR 03744 3006P-DM3-201
RESISTOR 3.16K +-0.5%
.125W
TF TC=O+-50
00746 CRB14 OR CRB25
RESISTOR 1.8 +-5% 2W PWI TC=O+-400
02499 SPH
*Indicates factoy-selected value

HP Part Number 85662-60250
AlA
High Voltage Power Supply
Reference
HP Part C
Designation Number
D
Qty
Description Mfr
Mfr Part
Code Number
AlA6R12 0757-0280
3
1
RESISTOR
1K
+-1%
.125W
TF TC=O+-100
00746
AlA6R13 0757-0424
CRB14 OR CRB25
7
1
RESISTOR
l.lK
+-1%
.125W
TF TC=O+-100
00746
CRB14 OR CRB25
AlA6R14 0683-0275
9
1
RESISTOR 2.7 5%
.25W
CF TC=O-400
00746
AlA6R15
R-25J
0698-3444
1
1
RESISTOR
316 1%
.125W
TF TC=O+-100
AlA6R16
00746
0757-0346
CRB14 OR CRB25
2
1
RESISTOR 10 +-1%
.125W
TF TC=O+-100
AlA6R17
00746 CR614
OR
0757-0317 CRB25
71
RESISTOR
1.33K
+-1%
.125W
TF TC=O+-100
AlA6R18
00746
0811-1669 CRB14 OR CR825
0
1
RESISTOR 1.8 +-5% 2W PWI TC=O+-400
02499 SPH
AlA6R19 0698-7794
2
1
RESISTOR
10K
+-0.25%
.125W
TF TC=O+-100
AlA6R20
00746 CRB14 OR
0698-7794
CRB25
2
1
RESISTOR
10K
+-0.25%
.125W
TF TC=O+-100
AlA6R21 00746
0698-3444 CRB14 OR CR825
1
1
RESISTOR 316 1%
.125W
TF
TC=O+-100 00746
AlA6R22 0757-0418
CRB14 OR CRB25
9
1
RESISTOR 619 +-1%
.125W
TF TC=O+-100
AlA6R23 00746
0757-0346
CRB14 OR
CR825
2
1
RESISTOR 10 +-1%
.125W
TF TC=O+-100
00746 CRB14 OR CRB25
AlA6R24
0757-0276
71
RESISTOR 61.9 +-1%
.125W
TF TC=O+-100
00746
AlA6R25
0757-0418
CRB14 OR
CR825
9
1
RESISTOR 619 +-1%
.125W
TF TC=O+-100
AlA6R26
00746
0757-0442 CRB14 OR CRB25
9
1
RESISTOR
10K
+-1%
.125W
TF TC=O+-100
AlA6R27 00746
0757-0317 CRB14 OR CRB25
71
RESISTOR
1.33K
+-1%
.125W
TF TC=O+-100
AlA6R28
00746
0811-1661 CRB14 OR CRB25
2
1
RESISTOR
.39
+-5% 2W
PWI
TC=o+-800 02499 SPH
AlA6R29 0683-0275
91
RESISTOR 2.7 5%
.25W
CF TC=O-400
AlA6R39 00746 R-25J
0757-0442
9
1
RESISTOR
10K
+-1%
.125W
TF
TC=O+-100
AlA6R40
00746
0757-0442 CRB14 OR CRB25
9
1
RESISTOR
10K
+-1%
.125W
TF TC=O+-100
AlA6R41 00746
0698-3446
CR814 OR
CR825
3
1
RESISTOR 383 1%
.125W
TF TC=O+-100
AlA6R42 00746
0757-0443
CRB14 OR CRB25
0
1
RESISTOR
11K
+-1%
.125W
TF TC=O+-100
00746 CRBl4
OR CRB25
AlA6R43 0757-0898
4
1
RESISTOR 75 +-1%
.125W
TF
TC=O+-100
AlA6R44
00746
0757-1094 CRB14 OR CRB25
9
1
AlA6R45
RESISTOR
1.47K
+-1%
.125W
TF
TC=O+-100 00746
0757-0443
CRB14 OR
CR825
0
1
RESISTOR
11K
+-1%
.125W
TF TC=O+-100
AlA6R46
00746
0837-0126 CRB14
OR
CR825
6
1
AlA6R48 THERMISTOR DISC
lK-OHM
TC=-4.4%/C-DEG
12830
0698-3154 STD-0163
0
1
RESISTOR 4.22K 1%
.125W
TF TC=O+-100
00746
CRB14 OR CRB25
AlA6R49 0757-0816
11
RESISTOR 681 +-1%
.5W
TF
TC=O+-100
AlA6RlOO
01074
0698-3442
H2
9
1
RESISTOR 237 1%
.125W
TF TC=O+-100
AlAGRlOl 00746
0757-0279 CRB14
OR
CRB25
0
1
RESISTOR 3.16K +-1%
.125W
TF TC=O+-100
AlA6R102 00746 CRB14 OR
0757-0458 CRB25
71
RESISTOR
51.1K
+-1X
.125W
TF TC=O+-100
AlA6R103
00746
2100-3054 CRB14 OR CRB25
6
1
RESISTOR-TRMR
50K 10% TKF SIDE-AOJ 17-TR 03744
3006P-DM3-503
AlA6R104
0757-0123
3
1
RESISTOR
34.8K
+-1%
.125W
TF
TC=O+-100
AlA6R105
00746 CRB14 OR
0757-0466 CRB25
7
1
AlA6R106 RESISTOR
1lOK
+-1%
.125W
TF TC=O+-100
00746
0698-0085
CRB14
OR
CRB25
0
1
RESISTOR
2.61K
1%
.125W
TF TC=O+-100
AlA6R107 00746
0757-0442
CRB14
OR
CRB25
9
1
AlA6R108 RESISTOR
10K
+-1%
.125W
TF TC=O+-100
00746
0757-0438 CRB14 OR CRB25
3
1
RESISTOR
5.11K
+-1%
.125W
TF TC=O+-100
00746
CRB14 OR CRB25
AlA6R109 0698-0084
9
1
RESISTOR
2.15K
1%
.125W
TF TC=O+-100
AlAGRllO
00746
0757-0199 CRB14 OR CRB25
3
1
AlAGRlll
RESISTOR
21.5K
+-1X
.125W
TF TC=O+-100
00746
0757-0442
CRB14
OR
CRB25
9
1
RESISTOR
10K
+-1%
.125W
TF TC=O+-100
AlA6R112
00746
0757-0442 CRB14 OR CRB25
9
1
RESISTOR
10K
+-1%
.125W
TF TC=O+-100
AlA6R113 00746
0757-0280
CRB14 OR CRB25
3
1
RESISTOR
1K
+-1%
.125W
TF TC=O+-100
00746
CRB14 OR CRB25
AlA6R114
0757-0466
71
RESISTOR
1lOK
+-1%
.125W
TF
TC=O+-100 00746
AlA6R115 0757-0280 CRB14 OR CRB25
3
1
RESISTOR
1K
+-1%
.125W
TF TC=O+-100
AlA6R116
00746 CRB14 OR
0757-0442 CRB25
9
1
RESISTOR
10K
+-1%
.125W
TF TC=O+-100
AlA6R117 00746
0757-0279
CRB14 OR CRB25
0
1
RESISTOR 3.16K +-1%
.125W
TF TC=O+-100
AlA6R118
00746
0757-0442
CRB14 OR CRB25
9
1
RESISTOR
10K
+-1%
.125W
TF TC=O+-100
00746
CRB14 OR CRB25
*Indicates factoy-selected value
85662-60250 Parts List
Page 3 of 4

Reference HP Part
Designation
Number
AlA6R119
3757-0442
9
AlA6R120
3698-3601
2
AlA6R121 1757-0280
3
AlA6R122 1757-0402
1
AlA6R123
3757-0467
a
AlA6R124
1812-0019
4
AlA6R125
1698-8817
2
AlA6R126
1698-8815
0
AlA6R127 1698-3162
0
AlAGTPl .251-0600
0
AlA6TP2 1251-0600
(
AlA6TP3
1251-0600
(
AlA6TP4
1251-0600
1
AlA6TPlOO
1251-8427
I
AlAGUl 1826-1227
E
AlA6U2 1826-1227
E
AlA6UlOO
1826-0806
I
AlAGUlOl 1820-4032
7
AlA6U102
1810-0945
2
AlA6U103
1826-0412
1
AlA6U104
1826-0393
7
AlA6U105
1826-0785
1
AlAGVRl 1902-0686
3
AlA6VR2
1902-0202
9
AlA6VR3 .902-3224
1
AlA6VR7 .902-3224
1
AlA6VR17
.902-0556
6
AlAGXFl
!llO-0714
0
AlA6XF2
1110-0714
0
AlA6XFlOO
1110-0714
0
85662-60250 Parts List
Page 4 of 4
It!
1
1
1
1
1
1
1
1
1
1
1
1
1
1
1
1
1
1
1
1
1
1
1
1
1
1
1
1
1
1
-
HP Part Number 85662-60250
AlA
High Voltage Power Supply
Description
RESISTOR
10K
+-1X
.125W
TF TC=O+-100
00746 CRB14 OR CRB25
RESISTOR 10 5% 2W MO TC=O+-200
02499 GS-3
RESISTOR
1K
+-1X
.125W
TF TC=O+-100
00746 CRB14 OR CRB25
RESISTOR 110 +-1%
.125W
TF TC=O+-100
00746 CRB14 OR CRB25
RESISTOR 121K +-1X
.125W
TF TC=O+-100
00746 CRB14 OR CRB25
RESISTOR
.33
+-5% 3W PWI TC=O+-90
01854 T2B-79
RESISTOR 2.61 +-1%
.125W
TF TC=O+-100
02995 SFR25H
RESISTOR 1.78 +-1%
.125W
TF TC=O+-100
02995 SFR25H
RESISTOR 46.4K 1%
.125W
TF TC=O+-100
00746 CRB14 OR CRB25
CONNECTOR-SGL CONT PIN
1.14-MM-BSC-SZ
SQ
01136 928-196-004140
CONNECTOR-SGL CONT PIN
1.14-MM-BSC-SZ
SQ
01136 928-196-004140
CONNECTOR-SGL CONT PIN
1.14-MM-BSC-SZ
SQ
01136 928-196-004140
CONNECTOR-SGL CONT PIN
1.14-MM-BSC-SZ
SQ
01136
928-196-004140
CONN-POST TYPE
.150-PIN-SPCG
5-CONT
01380 87221-4
IC OP AMP GP 8-DIP-C PKG
01698 LM301AJG
IC OP AMP GP 8-DIP-C PKG
01698 LM301AJG
IC V RGLTR-SWG 18V 16-DIP-P PKG
02910 NE5560N
IC-INTERFACE DRVR CMOS PERIPHERAL HIGH
02763 TSC426CPA
NETWORK-RES 8-SIP MULTI-VALUE
02483 750-8P-5R
IC COMPARATOR PRCN DUAL 8-DIP-P PKG
03406 LM393N
IC V RGLTR-ADJ-POS
1.2/37V
TO-220 PKG
01698
IC OP AMP LOW-BIAS-H-IMPD DUAL 8-DIP-C
01698
DIODE-ZNR
6.2V
2% DO-7
PD=.4W
TC=+.002%
02037
DIODE-ZNR
15V
5%
PD=lW
IR=SUA 02037
DIODE-ZNR
17.8V
5% DO-35
PD=.4W 02037
LM317KC
TLO72ACJG
lN825
DIODE-ZNR
17.8V
5% DO-35
PD=.4W 02037
DIODE-ZNR 20V 5% PD=lW
IR=5UA 02037
FUSEHOLDER-BLOCK 2A 250 V l-FU
06328
FUSEHOLDER-BLOCK 2A 250 V l-FU
06328
FUSEHOLDER-BLOCK 2A 250 V l-FU
06328
OGB 031.8101
OGB 031.8101
OGB 031.8101
*Indicates factoy-selected value
Mfr
Mfr Part
Code Number

Reference
Designation
HP Part
Number
C
0
AlA
85662-60052
2
AlA7Cl
AlA7C2
AlA7C3
AlA7C4
AlA7C5
0180-0197
8
0160-3670
6
0160-2199
2
0180-0228
6
0160-2199
2
AlA7C6
AlA7C7
AlA7C8
AlA7C9
AlA7ClO
0180-0291
3
0180-0228
6
0180-0197
8
0160-3449
7
0160-4084
8
AlA7CRl
AlA7CR2
AlA7CR3
AlA7CR4
AlA7CR5
1901-0050
3
1901-0050
3
1901-0033
2
1902-0513
5
1902-3256
9
AlA7CR6
AlA7CR7
AlA7CR8
AlA7CR9
AlA7DSl
1901-0033
2
1902-0049
2
1884-0018
5
1901-0200
5
1990-0487
7
AlA7DS2
AlA7Fl
AlA7F2
AlA7Ll
AlA7MPl
1990-0487
7
2110-0010
9
2110-0004
1
9100-1641
0
D340-1150
5
AlA7MP2
AlA7MP3
AlA7MP4
AlA7MP5
AlA7MP6
D380-1602
6
1200-0081
4
1480-0073
6
2110-0726
4
2200-0107
6
AlA7MP7 2200-0109
8
AlA7MP8
3050-0105
6
AlA7MP9 4040-0755
2
AlA7MPlO
35662-20046
0
AlA7MPll 3570-0034
9
AlA7MP12
AlA7MP13
AlA7Ql
AlA7Q2
AlA7Q3
3340-1114
1
1854-0404
0
1854-0404
0
1854-0019
3
AlA7Q4
AlA7Q5
AlA7Q6
AlA7Q7
AlA7Q8
1854-0523
4
1854-0019
3
1854-0618
8
1853-0670
0
1854-0311
8
-
at]
-
1
1
1
1
1
1
1
1
1
1
1
1
1
1
1
1
1
1
1
1
1
1
1
1
1
2
3
9
1
4
1
3
1
1
1
2
1
1
1
1
1
1
1
1
1
-
HP Part Number 85662-60052
Al A7 + 1 OOV, +
5.2V
Regulator
Description Mfr Mfr Part
Code Number
+lOOV.
+5.2V
REGULATOR BOARD ASSEMBLY
(SERIAL PREFIXES:
2403A-3001A) 28480 85662-60052
CAPACITOR-FXD 2.2UF+-10% 20VDC TA
56289 150D225X9020A2-DYS
CAPACITOR-FXD
.lUF
+-20%
POOVDC
CER
04222
SR302E104MAAH
CAPACITOR-FXD 30PF +-5% 300VDC MICA
-2O/ 09023
C015ED300J03
CAPACITOR-FXD 22UF+-10% 15VDC TA
56289 150D226X9015B2-DYS
CAPACITOR-FXD 30PF +-5% 300VDC MICA
-2O/ 09023
CD15ED300J03
CAPACITOR-FXD lUF+-10% 35VDC TA
CAPACITOR-FXD
22UF+-10%
15VDC
TA
CAPACITOR-FXD
2.2UF+-10%
POVDC
TA
CAP-FXD
2OOOpF
250 V
CAP-FXD
O.luF
50 V
56289
56289
56289
56289
150D105X9035A2-DYS
1500226X901582-DYS
150D225X9020A2-DYS
805-566
X5R
202K
lC20X7R104M050B
DIODE-SWITCHING 80V 200MA 2NS DO-35
9N171
DIODE-SWITCHING 80V
LOOMA
2NS DO-35
9N171
DIODE-GEN PRP 180V 200MA DO-35
9N171
DIODE-ZNR
82.5V
2% DO-15
PD=lW
TC=+.082%
04713
DIODE-ZNR
23.7V
5% DO-35
PD=.4W 04713
lN4150
lN4150
lN645
DIODE-GEN PRP 180V 200MA DO-35
9N171
DIODE-ZNR
6.19V
5% DO-35
PD=.4W 04713
THYRISTOR-SCR
2N4186
VRRM=LOO
04713
DIODE-PWR RECT
1OOV
1.5A 04713
LED-LAMP
LUM-INT=ZMCD
BVR=5V 28480
lN645
2N4186
HLMP-1401
LED-LAMP
LUM-INT=2MCD
BVR=5V 28480 HLMP-1401
FUSE (INCH)
5~
250~
NTD FE
UL
75915 312 005
FUSE
.25A
250V NTD FE UL
75915 312.250
INDUCTOR RF-CH-MLD 240UH +-5%
.166D-INX.
99800 1537-94
INSULATOR-XSTR THRM-CNDCT 55285 K-4-11
STANDOFF-RVT-ON .l-IN-LG
4-40-THD 05791
INSULATOR-FLG-BSHG NYLON 26365
PIN-ROLL
.062-IN-DIA
.25-IN-LG BE-CU
72962
FUSEHOLDER-CLP-TYP.25D-FUSE
13060
SCREW-MACH 4-40
.375-IN-LG
PAN-HD-POZI
77250
BR 6905 B-0.100-43
974 307
99-012-062-0250
1115-0597T
SCREW-MACH 4-40
.438-IN-LG
PAN-HD-POZI
WASHER-FL MTLC NO. 4
.125-IN-ID
EXTR-PC BD
VI0
POLYC
.062-IN-BD-THKNS
l-
HEAT SINK POWER SUPPLY
SCREW-MACH 4-40
.25-IN-LG
RD-HD-SLT
77250
78471
28480
26365
85662-20046
NOT ASSIGNED
INSULATOR-XSTR THRM-CNDCT 55285
TRANSISTOR NPN SI TO-18 PD=36OMW
04713
TRANSISTOR NPN SI TO-18 PD=36OMW
04713
TRANSISTOR NPN
SI
TO-18 PD=360MW
04713
K-4-05
TRANSISTOR NPN SI TO-39
PD=lW
FT=lSOMHZ
TRANSISTOR NPN SI TO-18
PD=360MW
TRANSISTOR NPN SI DARL TO-3 PD=150W
TRANSISTOR PNP
2N6213
SI TO-66 PD=35W
TRANSISTOR NPN
2N4240
SI TO-66
PD=35W
04713
04713
04713
04713
04713
MJ3000
2N6213
2N4240
*Indicates factory-selected value
8566240052 Parts
Lit
Page 1 of 2

HP Part Number 85662-60052
AlA
+
lOOV,
+5.2V
Regulator
Reference
HP
Part
C
Designation
Number
c
AlA7Rl
AlA7R2
AlA7R3
AlA7R4
AlA7R5
0757-0466
i
0757-0442
(
0757-0442
C
0757-0442
!
0698-3440
;
AlA7R6
0698-3440
i
AlA7R7
0757-0317
i
AlA7R8
0757-0438
:
AlA7R9 0757-0442
E
AlA7RlO
0698-7794
i
AlA7Rll
AlA7R12
AlA7R13
AlA7R14
AlA7R15
D698-8417
E
0757-0418
9
0757-0276
7
3757-0438
3
3757-0274
5
AlA7R16
AlA7R17
AlA7R18
AlA7R19
AlA7R20
3698-3427
a
3757-0401
a
1812-0066
1
1698-3444
1
1683-0275
9
AlA7R21
AlA7R22
AlA7R23
AlA7R24
AlA7R25
1698-0085
0
1698-3453
2
1757-0464
5
1757-0442
9
1698-3427
0
AlA7R26
AlA7R27
AlA7R28
AlA7R29
AlA7TPl
1757-0444
1
0757-0418
E
D757-0317
7
0812-0066
1
1251-0600
C
AlA7TP2
AlA7TP3
AlA7TP4
AlA7Ul
AlA7U2
1251-0600
a
1251-0600
a
1251-0600
a
1820-0223
a
1820-0223
a
at
1
1
1
1
1
1
1
1
1
1
1
1
1
1
1
1
1
1
1
1
1
1
1
1
1
1
1
1
1
1
1
1
1
1
1
-
Description
RESISTOR
1lOK
+-1%
.125U
TF TC=O+-100
19701
SFR25H
RESISTOR
10K
+-I%
.125W
TF TC=O+-100
19701
SFR25H
RESISTOR
10K
+-1%
.125U
TF TC=O+-100
19701
SFR25H
RESISTOR
IOK
+-I%
.125U
TF TC=O+-100
19701
SFR25H
RESISTOR 196 1%
.125U
TF TC=O+-100
19701
SFR25H
RESISTOR 196 1%
.125U
TF TC=O+-100
19701
SFR25H
RESISTOR
1.33K
+-1%
.125W
TF TC=O+-100
19701
SFR25H
RESISTOR
5.11K
+-1%
.125W
TF TC=O+-100
19701 SFR25H
RESISTOR
10K
+-I%
.125W
TF TC=O+-100
19701
SFR25H
RESISTOR
IOK
+-0.25%
.125W
TF TC=O+-100
19701 5033R
RESISTOR
5.3K
+-0.25%
.125W
TF TC=O+-50
19701 5033R
RESISTOR 619 +-1%
.125W
TF TC=O+-100
19701 SFR25H
RESISTOR 61.9 +-1%
.125W
TF TC=O+-100
19701
SFR25H
RESISTOR
5.11K
+-1%
.125W
TF TC=O+-100
19701
SFR25H
RESISTOR
1.21K
+-1%
.125U
TF TC=O+-100
19701 SFR25H
RESISTOR 13.3 1%
.125W
TF TC=O+-100
91637 CMF-55-1, T-l
RESISTOR 100 +-1%
.125W
TF TC=O+-100
19701
SFR25H
RESISTOR
.33
+-5% 2W PWI TC=O+-800
11502 SPH
RESISTOR 316 1%
.125W
TF TC=O+-100
19701
SFR25H
RESISTOR 2.7 5%
.25W
CF TC=O-400
2M627 R-25J
RESISTOR
2.61K
1%
.125W
TF TC=O+-100
19701
SFR25H
RESISTOR 196K 1%
.125W
TF TC=O+-100
19701 SFR25H
RESISTOR
90.9K
+-I%
.125W
TF TC=O+-100
19701
SFR25H
RESISTOR
10K
+-I%
.125W
TF TC=O+-100
19701
SFR25H
RESISTOR 13.3 1%
.125W
TF TC=O+-100
91637
CMF-55-1, T-l
RESISTOR
12.1K
+-1%
.125W
TF TC=O+-100
19701
SFR25H
RESISTOR 619 +-1%
.125W
TF TC=O+-100
19701 SFR25H
RESISTOR
1.33K
+-I%
.125W
TF TC=O+-100
19701
SFR25H
RESISTOR
.33
+-5% 2W PWI TC=O+-800
11502 SPH
CONNECTOR-SGL CONT PIN
1.14~MM-BSC-SZ
SQ
27264 16-06-0034
CONNECTOR-SGL CONT PIN
1.14~MM-BSC-SZ
SQ 27264 16-06-0034
CONNECTOR-SGL CONT PIN
1.14~MM-BSC-SZ
SQ 27264 16-06-0034
CONNECTOR-SGL CONT PIN
1.14-MM-BSC-SZ
SQ 27264 16-06-0034
IC OP AMP GP TO-99 PKG 27014
LM301AH
IC OP AMP GP TO-99 PKG
27014
LM301AH
85662-60052
parts
List
Page2of2
*Indicates factoryselected value
Mfr Mfr Part
Code Number
-

HP Part Number 85662-60235
AlA
+ 1 OOV, + 5.2V Regulator
Reference
HP Part C
Mfr
Mfr Part
Designation
Number D
Qty Description
Code Number
AlA
85662-60235
3
1
+lOOV.
+5.2V REGULATOR BOARD ASSEMBLY
28480 85662-60235
(SERIAL PREFIX:
3004~)
AlA7Cl 0180-0197
8
1
CAP-FXD
2.2uF
20 V TA
04200 150D225X9020A2-DYS
AlA7C2 0160-3670
6
1
CAP-FXD
O.luF
200 V
02010
SR302E104MAAH
AlA7C3 0160-2199
2
1
CAP-FXD
3OpF
300 V MICA
02367
CD15ED300J03
AlA7C4
0180-0228
6
1
CAP-FXD
22uF
15 V TA
04200 1500226X9015B2-DYS
AlA7C5
0160-2199
2
1
CAP-FXD
3OpF
300 V MICA
02367
CD15ED300303
AlA7C6
AlA7C7
AlA7C8
AlA7C9
AlA7ClO
0180-0291
3
1
CAP-FXD
1uF
35 V TA
04200 150D105X9035A2-DYS
0180-0228
6
1
CAP-FXD 22uF 15 V TA
04200
150D226X9015B2-DYS
0180-0197
8
1
CAP-FXD
2.2uF
20 V TA
04200 150D225X902OA2-DYS
0160-3449
7
1
CAP-FXD
2OOOpF
250 V
06352
CK45XR2E202K-A
0160-4084
8
1
CAP-FXD
O.luF
50 V
02010
SR215C104MAAH
AlA7CRl
AlA7CR2
AlA7CR3
AlA7CR4
AlA7CR5
1901-0050
3
1
DIODE-SWITCHING 80V 200MA 2NS DO-35
00046 lN4150
1901-0050
3
1
DIODE-SWITCHING 80V 200MA 2NS DO-35
00046 IN4150
1901-0033
2
1
DIODE-GEN PRP 180V 200MA DO-35
00046 lN645
1902-0513
5
1
DIODE-ZNR
82.5V
2% DO-15
PD=lW
TC=+.082%
02037
1902-1415
8
1
DIODE-ZNR 47V 5% DO-35 PD=.4W TC=+.114%
02037
AlA7CR6
AlA7CR7
AlA7CR8
AlA7CR9
AlA7DSl
1901-0033
2
1
DIODE-GEN PRP 180V 200MA DO-35
00046 lN645
1902-0049
2
1
DIODE-ZNR
6.19V
5% DO-35 PD=.4W
02037
1884-0018
5
1
THYRISTOR-SCR
2N4186
VRRM=LOO
28480 1884-0018
1901-0200
5
1
DIODE-PWR RECT
1OOV
1.5A 02037
1990-0487
7
1
LED-LAMP
LUM-INT=PMCD
BVR=5V 01542 HLMP-1401
AlA7DS2
AlA7Fl
AlA7F2
AlA7Ll
AlA7MPl
1990-0487
7
1
LED-LAMP
LUM-INT=PMCD
BVR=5V 01542 HLMP-1401
2110-0010
9
1
FUSE (INCH)
5~
250~
NTD
FE
UL
04703 312 005
2110-0004
11
FUSE
.25A
250V NTD FE UL
02805
AGC-l/4
9100-1641
0
1
INDUCTOR RF-CH-MLD 240UH +-5%
.166D-INX. 03273 15M243J
0340-1150
5
2
INSULATOR-XSTR THRM-CNDCT 05447 K-4-11
AlA7MP2
AlA7MP3
AlA7MP4
AlA7MP5
AlA7MP6
0380-1602
6 3
STANDOFF-RVT-ON
.I-IN-LG
4-40-THD
02121 BR 6905 B-0.100-43
1200-DO81
4
4
INSULATOR-FLG-BSHG NYLON 03232
1480-0073
6
1
PIN-ROLL
.062-IN-DIA
.25-IN-LG BE-CU
04559
99-a12-062-0250
2110-0726
4 4
FUSEHDLOER-CLP-TYP.25D-FUSE
02603 1115-0597T
2200-0107
6
1
SCREW-MACH 4-40
.375-IN-LG
PAN-HD-POZI
01125
AlA7MP7 2200-0109
8
3
SCREW-MACH 4-40
.438-IN-LG
PAN-HD-PDZI
01125
AlA7MP8 3050-0105
6
1
WASHER-FL MTLC ND. 4
.125-IN-ID 04821
AlA7MP9 0340-0039
7
1
BUSHING-INSULATOR FOR STAND OFF
01075 119-0107-00-0-009
AlA7MPlO 85662-20046
0
1
HEAT SINK, POWER SUPPLY 28480 85662-20046
AlA7MPll 0570-0034
9
2
SCREW-MACH 4-40 .25-IN-LG RD-HD-SLT
03380
AlA7MP13 0340-1114
11
INSULATOR-XSTR THRM-CNDCT 05447 K-4-05
AlA7Ql 1854-0404
0
1
TRANSISTOR NPN SI TO-18 PD=360MW
02037
AlA7Q2 1854-0404
0
1
TRANSISTOR NPN SI TO-18 PD=360MW
02037
AlA7Q3 1854-0019
3
1
TRANSISTOR NPN SI TO-18 PD=360MW
02037
AlA7Q4
1854-0523
4
1
TRANSISTOR NPN SI TO-39 PD=lW
FT=150MHZ 02037
AlA7Q5
1854-0019
3
1
TRANSISTOR NPN SI TO-18 PD=360MW
02037
AlA7Q6
1854-0618
8
1
TRANSISTOR NPN SI DARL TO-3 PD=lSOW
02037 MJ3000
AlA7Q7 1853-0670
0
1
TRANSISTOR PNP
2N6213
SI TO-66 PD=35W
02037 2N6213
AlA7Q8
1854-0311
8
1
TRANSISTOR NPN
2N4240
SI TO-66 PD=35W
02037 2N4240
AlA7Rl 0757-0466
7
1
RESISTOR
1lOK
+-1%
.125W
TF TC=O+-100
00746
CRB14
OR
CRB25
*Indicates facto y-selected value
85662-60235
Parts List
Page 1 of 2

HP Part Number 85662-60235
Al A7 + 1 OOV, +
5.2V
Regulator
Reference
Designatior
AlA7R2 0757-0442
AlA7R3
0757-0442
AlA7R4
0757-0442
AlA7R5
0698-3440
AlA7R6
0699-3440
AlA7R7
0757-0317
AlA7R8
0757-0438
AlA7R9
0757-0442
AlA7RlO
0698-7794
AlA7R11 0698-8417
AlA7R12
0757-0418
AlA7R13 0757-0276
AlA7R14
0757-0438
AlA7R15
0757-0274
AlA7R16
0698-3427
AlA7R17
0757-0401
AlA7RlB
0812-0066
AlA7R19 0698-3444
AlA7R20
0683-0275
AlA7R21 0698-0085
AlA7R22 0698-3453
AlA7R23 0757-0466
AlA7R24 0757-0442
AlA7R25
0698-3427
AlA7R26
0757-0444
AlA7R27
3757-0418
AlA7R28
3757-0317
AlA7R29
3812-0066
AlA7TPl 1251-0600
AlA7TP2 1251-0600
AlA7TP3 1251-0600
AlA7TP4
1251-0600
AlA7Ul 1826-1227
AlA7U2
L826-1227
HP Part
Number
8566240235 Parts List
Page2of2
t
t
I
,
,
,
1
I
!
;
:
I
(
(
I
1
c
[
i
I
3
c
1
3
?
1
3
3
I
3
3
3
3
1
1
1
1
1
1
1
1
1
1
1
1
1
1
1
1
1
1
1
1
1
1
1
1
1
1
1
1
1
1
1
1
1
1
Description
RESISTOR
10K
+-I%
.125W
TF TC=O+-100
RESISTOR
10K
+-1%
.125W
TF TC=O+-100
RESISTOR
10K
+-1%
.125W
TF TC=O+-100
RESISTOR 196 1%
.125U
TF
TC=0+-100
RESISTOR 196 1%
.125W
TF TC=O+-100
00741
CR914
OR
CR925
0074(
CR914
OR
CRB25
00741
CRB14 OR
CR925
0074t
CR914
OR CRB25
0074t
CR914
OR
CR925
RESISTOR
1.33K
+-1%
.125W
TF TC=O+-100
RESISTOR
5.11K
+-1%
.125W
TF TC=O+-100
RESISTOR
10K
+-1%
.125W
TF TC=O+-100
RESISTOR
10K
+-0.25%
.125W
TF TC=O+-100
RESISTOR
5.3K
+-0.25%
.125W
TF TC=O+-50
0074t
CRB14 OR CR825
0074t
CRB14 OR CR925
0074t
CR914
OR
CR825
0074f
CR914
OR CRB25
0074f
CRB14 OR CRB25
RESISTOR 619 +-1%
.125W
TF TC=O+-100
RESISTOR 61.9 +-1%
.125W
TF TC=O+-100
RESISTOR
5.11K
+-1%
.125W
TF TC=O+-100
RESISTOR
1.21K
+-1%
.125W
TF TC=O+-100
RESISTOR 13.3 1%
.125W
TF TC=O+-100
00742
CRB14 OR CRB25
0074E
CRB14 OR CRB25
0074E
CRB14 OR CRB25
0074E
CR914
OR
CR925
0074E
CRB14 OR CRB25
RESISTOR 100 +-1%
.125W
TF TC=O+-100
RESISTOR
.33
+-5% 2W PWI TC=O+-800
RESISTOR 316 1%
.125W
TF TC=O+-100
RESISTOR 2.7 5%
.25W
CF TC=O-400
RESISTOR
2.61K
1%
.125W
TF TC=O+-100
00746
CRB14 OR CRB25
02499
SPH
00746 CR914
OR CRB25
00746 R-25J
00746
CRB14 OR CRB25
RESISTOR 196K 1%
.125W
TF TC=O+-100
RESISTOR
1lOK
+-1%
.125W
TF TC=O+-100
RESISTOR
10K
+-1%
.125W
TF TC=O+-100
RESISTOR 13.3 1%
.125W
TF TC=O+-100
RESISTOR
12.1K
+-1%
.125W
TF TC=O+-100
00746 CR914
OR CRB25
00746 CR914
OR
CR925
00746 CRBl4
OR CRB25
00746
CRB14 OR
CR925
00746
CRB14
OR
CR925
RESISTOR 619 +-1X
.125W
TF TC=O+-100
RESISTOR
1.33K
+-1%
.125W
TF TC=O+-100
?ESISTDR
.33
+-5% 2W PWI TC=O+-BOO
CONNECTOR-SGL CONT PIN
1.14-MM-BSC-SZ
SQ
CONNECTOR-SGL CDNT PIN
1.14-MM-BSC-SZ
SQ
00746
CRB14 OR
CR925
00746 CR914
OR
CR925
02499 SPH
01136
928-196-004140
01136
928-196-004140
:DNNECTOR-SGL
CONT PIN
1.14-MM-BSC-SZ
SQ 01136
:ONNECTDR-SGL
CDNT PIN
1.14-MM-BSC-SZ
SQ
01136
IC
DP
AMP GP 8-DIP-C PKG
01698
tC
DP
AMP GP 8-DIP-C PKG
01698
*Indicates facto y-selected value
Mfr
Code
928-196-004140
928-196-004140
LM301AJG
LM301AJG
Mfr Part
Number



1’9
Pl
:“6
DSl
-
n
(-71
1
F2
um
-
n-7
--
1
P
3
-A
R9
-+I5
ADJ
4
-+
\R32
HV ADJ
5
-A
6
Y
7
k
AlA
f15
V Regulator Component Locations, 85662-60101

I
1
\
AlA
f15
V Regulator Component Locations, 85662-60232 , 85662-60250

pgq-q-j[
kyD
F
a3
6>
cs
Ul
I
n
CR9
T
c7
-
l-
w
0
@
lP1
IIIP
PZk?Fz
0
+
2
0
P8
0
+
uuuuuuuuuuu
Fl
:
F2
OOOr
1
Pl
15
16
30
AIA7
+lOO
V, f5.2 V Regulator Component Locations, 85662-60052 , 85662-60235




AlA8/AlA9
AlA
Rectifier, Circuit Description
Warning
Because of the high voltage present in this assembly, servicing should be
performed only by qualified personnel.
AlA
Rectifier contains three bridge rectifiers and one full-wave rectifier to provide
unregulated power for the IF-Display Section. External power is supplied to the instrument
through Line Module FL1 and Power Transformer
AlTl.
+9
V UNREG
Full-wave rectifier CR7 and CR8 provides an unregulated
+9
V to
AlA
+lOO
V,
+5.2
V
Regulator. LED
DSl
is lit whenever there is power to the transformer.
Test points
TPl
and TP2, when jumpered together, cause HPON to go high, turning on the
IF-Display Section in the absence of a signal from the RF Section when power is required for
troubleshooting.
The LINE TRIGGER voltage is selected as required by
A3Al
Trigger.
+118
V Unregulated
+140
V Unregulated
The
AlA
Rectifier board assembly has three versions; HP Part Numbers 85662-60133,
85662-60204, and 85662-60234. Each version changed this circuit.
85662-60133 (Serial Number Prefixes:
2403A-2813A)
Bridge rectifier,
Ul,
provides an unregulated +118 V to
AlA
+lOO
V,
+5.2
V Regulator.
85662-60204 (Serial Number Prefixes:
2816A-3001A)
This bridge rectifier is made of discreet diodes CR13, CR14, CR15, and CR16. This bridge
rectifier provides an unregulated +118 V to
AlA
+lOO
V,
+5.2
V Regulator.
85662-60234 (Serial Number Prefixes: 3004A and Above)
This bridge rectifier, made of discreet diodes CR13, CR14, CR15, and CR16, is stacked on the
+23 V Unregulated Rectifier output to provide an unregulated f140 V to
AlA
+lOO
V,
t5.2
V Regulator.
AlA8/AlA9
1

Warning
Q
The time constant of the filter capacitor is about 25 seconds. Before servicing,
allow adequate time for discharge after line power cable is removed.
+23
V UNREG
The
+23
V unregulated supply, bridge rectifier CR9 through CR12, includes an overvoltage
protection circuit. If line power from a 220 V/240 V source is applied when the Line Voltage
Selector is set to 100
V/120
V, the overvoltage causes CR6 to conduct, turning on CR5 to
blow the fuse in the Line Module.
+5 V UNREG
Bridge rectifier CR1 through CR4 provides unregulated +5 V and -15 V to
AlA
f15
V
Regulator.
AlA
Bus Transition, Circuit Description
AlA
Bus Transition provides jack
52
(inside front panel) for the
50-wire
Instrument Bus,
which is routed through the IF-Display Section through a flat ribbon cable W8.
HPON, the IF-Display Section power-on control line (W8 wire 22), is sensed by amplifier
Ql
and Q2 to activate fan relay
Kl,
which supplies line power to the cooling fan
Bl.
The i-5.2 V supply is connected to the LSTP line (W8 wire 43) through
CR1
to halt
operation of Al5 Controller if there is a supply failure.
2
AlA8/AlA9

HP Part Number 85662-60133
AlA
Rectifier
Reference HP Part
C
Designatior Number
c
AlA
85662-60133
AlA8Cl
AlA8C2
AlA8C3
AlA8C4
AlA8C5
0160-4832
1
0160-4298
t
0160-4832
1
0160-0168
1
0160-0168
1
AlA8C6
0160-0970
AlA8C7 0180-0197
AlAERl
1901-0662
AlA8CR2 1901-0662
AlA8CR3 1901-0662
AlABCR4
1901-0662
3
AlA8CR5 1884-0018
E
AlA8CR6 1902-0656
;
AlA8CR7 1901-0662
3
AlA8CR8 1901-0662
3
AlA8CR9 1901-0662
3
AlA8CRlO 1901-0662
3
AlABCRll 1901-0662
3
AlA8CR12 1901-0662
3
AlA8DSl 1990-0486
6
AlA8Fl 2110-0007
4
AlA8MPl 1480-0073
6
AlA8MP2 4047-0747
2
AlA8MP4
2110-0643
4
AlA8Rl 3757-0420
3
AlABR2
AlA8R3
AlA8R4
AlA8R5
AlA8R6
1698-3155
1
1698-0085
0
1698-3152
8
1757-0280
3
1757-0367
7
AlA8R7
AlA8R8
AlA8TPl
AlA8TP2
AlA8Ul
1698-3407
6
1698-3447
4
1360-1788
7
1360-1788
7
1901-0367
5
-
Qt
1
1
1
1
1
1
1
1
1
1
1
1
1
1
1
1
1
1
1
1
1
1
1
1
1
1
1
1
1
1
1
1
1
1
1
1
Description
BOARD ASSEMBLY, RECTIFIER
(SERIAL PREFIXES:
2403~-2813~)
2848t
85662-60133
CAPACITOR-FXD
.OlUF
+-lo%
1OOVDC
CER
CAPACITOR-FXD 4700PF +-20% 250VDC CER
CAPACITOR-FXD
.OlUF
+-lo%
1ODVDC
CER
CAP-FXD
D.luF
200 V POLYE-FL
CAP-FXD
O.luF
200 V POLYE-FL
04222
04222
84411
84411
SAlOlC103KAAH
815-250V
X5R
472M
SAlDlC103KAAH
HEW-238M
HEW-238M
CAP-FXD
0.47uF
80 V POLYE-FL
84411
HEW-238T
CAPACITOR-FXD
2.2UF+-10%
LOVDC
TA
56289
150D225X9020A2-DYS
DIODE-PWR RECT
1OOV
6A
04713
MR751
DIODE-PWR RECT
1OOV
6A
04713 MR751
DIODE-PWR RECT
1OOV
6A
04713 MR751
DIODE-PWR RECT
1OOV
6A
THYRISTOR-SCR
2N4186
VRRM=200
DIODE-ZNR 39V 5%
PD=lW
IR=SUA
DIODE-PWR RECT
1OOV
6A
DIODE-PWR RECT
1OOV
6A
04713
04713
04713
04713
04713
MR751
2N4186
MR751
MR751
DIODE-PWR RECT
1OOV
6A
04713 MR751
DIODE-PWR RECT
1OOV
6A
04713 MR751
DIODE-PWR RECT
1OOV
6A
04713 MR751
DIODE-PWR RECT
1OOV
6A
04713 MR751
LED-LAMP
LUM-INT=lMCD
IF=LOMA-MAX
BVR=5V 28480 5082-4684
FUSE
1A
250V TD FE UL
PIN ROLL
.062-IN-DIA
.25
IN-LG
EXTR-PC BD GRA POLYC
.062-BD-THKNS
:USE
HOLDER-CLIP TYPE
15A
250V
1ESISTDR
750 +-1%
.125W
TF TC=O+-100
75915
72962
28480
19701
313 001
99-012-062-0250
4040-0747
FH-8000
SFR25H
7ESISTOR
4.64K
1%
.125W
TF TC=O+-100
19701 SFR25H
?ESISTDR
2.61K
1%
.125W
TF TC=O+-100
19701 SFR25H
tESISTOR
3.48K
1%
.125W
TF TC=O+-100
19701
SFR25H
tESISTOR
1K
+-1%
.125W
TF TC=O+-100
19701 SFR25H
IESISTOR
1OOK
+-1%
.5W
TF
TC=O+-100
19701
5053R
IESISTOR
1.96K
1%
.5W
TF TC=O+-100
19701
tESISTOR
422 1%
.125W
TF TC=O+-100
19701
:ONNECTOR-SGL
CONT PIN
.045-IN-BSC-SZ
SQ
04574
:ONNECTOR-SGL
CONT PIN
.045-IN-BSC-SZ
SQ 04574
)IODE-FW
BRDG 600V
1A
28480
5053R
SFR25H
1901-0367
Mfr Mfr Part
Code Number
Vndic4tes factory-selected value
8566240133 Parts
Lit
Page 1 of 1

HP Part Number 85662-60204
AlA
Rectifier
Reference
Designation HP Part
Number
c
c
AlA
85662-60204
t
AlA8Cl
AlA8C2
AlA8C3
AlA8C4
AlA8C5
0160-4832
1
0160-4298
f
0160-4832
1
0160-0168
I
0160-0168
I
AlA8C6
0160-0970
:
AlA8C7
0180-0197
;
AlA8CRl 1901-0662
3
AlA8CR2
1901-0662
3
AlA8CR3
1901-0662
3
AlABCR4
1901-0662
3
AlA8CR5
1884-0316
6
AlA8CR6
1902-0656
7
AlA8CR7
1901-0662
3
AlA8CR8
1901-0662
3
AlA8CR9
1901-0662
3
AlAERlO
1901-0662
3
AlA8CRll 1901-0662
3
AlA8CR12
1901-0662
3
AlA8CR13
1901-0029
6
AlA8CR14
1901-0029
6
AlABCRl5
1901-0029
6
AlA8CR16
1901-0029
6
AlA8DSl 1990-0486
6
AlA8Fl !llO-0007
4
AlABMPl
AlA8MP2
AlA8MP3
AlA8MP4
AlA8MP5
1480-0073
6
1040-0747
2
!llO-0643
4
5050-0874
6
AlA8MP6
AlA8MP7
AlA8MP8
AlA8MP9
AlABMPlO
!260-0001
1340-1082
1340-1203
1205-0549
!200-0143
AlA8Rl 1757-0420
AlA8R2
1698-3155
AlA8R3
1698-0085
AlA8R4
1698-3152
AlA8R5
1757-0280
AlA8R6
1757-0367
AlA8R7
1698-3407
AlA8R8
1698-3447
AlABTPl
1360-1788
AlA8TP2
1360-1788
5
2
9
9
0
3
1
0
6
3
7
6
4
7
7
;Itl
1
1
1
1
1
1
1
1
1
1
1
1
1
1
1
1
1
1
1
1
1
1
1
1
1
1
1
1
1
1
1
1
2
1
1
1
1
1
1
1
1
1
1
1
1
Description
RECTIFIER BOARD ASSEMBLY
(SERIAL PREFIXES:
2816~-3001~)
2848L
85662-60204
CAPACITOR-FXD
.OlUF
+-lo%
1OOVDC
CER
CAPACITOR-FXD 4700PF +-20% 25OVDC CER
CAPACITOR-FXD
.OlUF
+-lo%
1OOVDC
CER
CAP-FXD
O.luF
200 V POLYE-FL
CAP-FXD
O.luF
200 V POLYE-FL
04224
04222
84411
84411
SAlOlC103KAAH
815-250V
X5R
472M
SAlOlC103KAAH
HEW-238M
HEW-238M
CAP-FXD
0.47uF
80 V POLYE-FL
84411 HEW-238T
CAPACITOR-FXD
2.2UF+-10%
POVDC
TA
56289
150D225X9020A2-DYS
DIODE-PM RECT
1OOV
6A
04713 MR751
DIODE-PWR RECT
1ODV
6A
04713 MR751
DIODE-PWR RECT
1OOV
6A
04713 MR751
DIODE-PWR RECT
1OOV
6A
04713
THYRISTDR-SCR
2N6402
TO-220AB VRRM=200
04713
DIODE-ZNR 39V 5% PD=lW
IR=5UA 04713
DIODE-PWR RECT
1OOV
6A
04713
DIODE-PWR RECT
1OOV
6A
04713
MR751
2N6402
MR751
MR751
DIODE-PWR RECT
1OOV
6A
DIODE-PWR RECT
1OOV
6A
DIODE-PWR RECT
1OOV
6A
DIODE-PWR RECT
1OOV
6A
DIODE-PWR RECT 600V 750MA DO-29
04713
04713
04713
04713
04713
MR751
MR751
MR751
MR751
DIODE-PWR RECT 6DOV 750MA DO-29
DIODE-PM RECT 600V 750MA DO-29
DIODE-PM RECT 600V 750MA DO-29
LED RED 1
MC0
FUSE
1A
250V TD FE UL
04713
04713
04713
28480
75915 1990-0486
313 001
PIN-ROLL
.062-IN-DIA
.25-IN-LG
BE-CU
EXTR-PC BD GRA POLYC
.062-IN-BD-THKNS
YOT ASSIGNED
-USEHOLDER-CLP-TYP 15A 250 V
JASHER-SPR
BLVL ND. 4
.1195-IN-ID
72962
99-012-062-0250
04713 FH-8000
B522OOFOO7
YUT-HEX-DBL-CHAM
4-40-THD
.D94-IN-THK
INSULATOR-FLG-BSHG NYLON
INSULATOR-XSTR
iEAT
SINK SGL TO-220-CS
SCREW-MACH 4-40
.375-IN-LG
PAN-HD-POZI
80120
5A624
18565
13103
77250
NSB-04-030-N
69-ll-A536-1674
6078
ZESISTOR
750 +-1%
.125W
TF TC=O+-100
tESISTOR
4.641: 1%
.125W
TF TC=O+-100
tESISTOR
2.61K
1%
.125W
TF TC=O+-100
tESISTOR
3.481: 1%
.125W
TF TC=O+-100
lESISTOR
1K
+-1%
.125W
TF TC=O+-100
lESISTOR
1OOK
+-1%
.5W
TF TC=O+-100
lESISTOR
1.96K
1%
.5W
TF TC=O+-100
lESISTOR
422 1%
.125W
TF TC=O+-100
:ONNECTOR-SGL
CONT PIN
.045-IN-BSC-SZ
SQ
:ONNECTOR-SGL
CONT PIN
.045-IN-BSC-SZ
SQ
19701
19701
19701
19701
19701
19701
19701
19701
04574
04574
SFR25H
SFR25H
SFR25H
SFR25H
SFR25H
5053R
5053R
SFR25H
Mfr Mfr Part
Code Number
*Indicates
factoyselected
value
8566240204 Parts List
Page 1 of 1

HP Part Number 85662.60234
AlA
Rectifier
Reference HP Part
C
Designatior Number
I
AlA
85662-60234
,
AlA8Cl 0160-4832
AlA8C2 0160-4298
AlA8C3 0160-4832
AlA8C4
0160-0168
AlA8C5
0160-0168
AlA8C6
0160-0970
:
AlA8C7 0180-0197
t
AlA8CRl 1901-0662
:
AlA8CR2 1901-0662
:
AlA8CR3 1901-0662
:
AlA8CR4 1901-0662
?
AlA8CR5
1884-0316
E
AlA8CR6
1902-0656
7
AlA8CR7 1901-0662
3
AlA8CR8
1901-0662
3
AlA8CR9 1901-0662
3
AlA8CRlO
1901-0662
3
AlABCRll 1901-0662
3
AlABCR12 1901-0662
3
AlA8CR13 1901-0029
6
AlA8CR14
1901-0029
6
AlA8CR15
1901-0029
6
AlA8CR16
L901-0029
6
AlA8Fl !llO-0007
4
AlA8MP2 1040-0747
2
AlA8MP3
AlA8MP4
AlA8Rl
AlA8R2
AlA8R3
1480-0073
6
!llO-0643
4
1757-0420
3
1698-3155
1
1698-0085
0
AlA8R4
1698-3152
AlA8R5
1757-0280
AlA8R6
0757-0367
AlA8R7 0698-3407
AlA8R8 D698-3447
AlABTPl 3360-1788
AlA8TP2 3360-1788
-
M
1
1
1
1
1
1
1
1
1
1
1
1
1
1
1
1
1
1
1
1
1
1
1
1
1
1
1
1
1
1
1
1
1
1
1
1
1
1
Description
RECTIFIER BOARD ASSEMBLY
(SERI
AL PREFIX
:
3004~) 2848t
85662-60234
CAP-FXD
O.OluF
100 V
0201c SAlOlC103KAAH
CAP-FXD
47OOpF
250 V
06352
CK45XR2E472M-H
CAP-FXD
O.OluF
100 V
0201c SAlOlC103KAAH
CAP-FXD
O.luF
200 V POLYE-FL
02367 WMCZPl
CAP-FXD
O.luF
200 V POLYE-FL
02367 WMC2Pl
CAP-FXD
0.47uF
80 V POLYE-FL
02995 708DlHV474PK800AX
CAP-FXD
2.2uF
20 V TA
04200 150D225X9020A2-DYS
DIODE-PWR RECT
1OOV
6A
02037 MR751
DIODE-PWR RECT
1OOV
6A
02037 MR751
DIODE-PWR RECT
1OOV
6A
02037 MR751
DIODE-PWR RECT
1OOV
6A
02037
THYRISTOR-SCR
2N6402
TO-220AB
VRRM=200 02037
DIODE-ZNR 39V 5%
PD=lW
IR=SUA 02037
DIODE-PWR RECT
1OOV
6A
02037
DIODE-PWR RECT
1OOV
6A
02037
MR751
2N6402
MR751
MR751
DIODE-PWR RECT
1OOV
6A
02037
DIODE-PWR RECT
1OOV
6A
02037
DIODE-PWR RECT
1OOV
6A
02037
JIODE-PWR
RECT
1OOV
6A
02037
IIODE-PWR
RECT 600V 750MA DO-29
02037
MR751
MR751
MR751
MR751
IIODE-PWR RECT 600V 750MA DO-29 02037
IIODE-PWR RECT 600V 750MA DO-29 02037
)IODE-PWR
RECT 600V 750MA DO-29
02037
-USE
1A
250V TD FE UL 02805
.XTR-PC
BD GRA PDLYC
.062-IN-BD-THKNS
l-
10401 MDL-1
'IN-ROLL
.062-IN-DIA
.25-IN-LG BE-CU
04559 99-012-062-0250
'USEHOLDER-CLP-TYP 15A 250 V 09694 FH-8000
lESISTOR
750 +-1%
.125W
TF TC=O+-100
00746 CRB14 OR CRB25
[ESISTOR
4.64K
1%
.125W
TF TC=O+-100
00746
CRB14 OR CRB25
[ESISTOR
2.61K
1%
.125W
TF TC=O+-100
00746
CRB14
OR
CRB25
lESISTOR
3.48K
1%
.125W
TF TC=O+-100
00746 CRB14 OR CRB25
lESISTDR
1K
+-1%
.125W
TF TC=O+-100
00746
CRB14 OR CRB25
RESISTOR
1OOK
+-1%
.5W
TF TC=O+-100
01074
H2
RESISTOR
1.96K
1%
.5W
TF TC=O+-100
01074
H2
RESISTOR 422 1%
.125W
TF TC=O+-100
00746 CRB14 OR CRB25
CONNECTOR-SGL CDNT PIN
.045-IN-BSC-SZ
SQ
02031
CONNECTOR-SGL CONT PIN
.045-IN-BSC-SZ
SQ 02031
Mfr
Mfr Part
Code Number
*Indicates factory-selected value
8X562-60234 Parts List
Page 1 of 1

HP Part Number 85662-60056
AlA
Bus Transition
Reference
HP Part C
Mfr
Designation Number
D
Qty
Description
Mfr Part
Code Number
AlA
AlASCRl
AlA9CR2
AlA9Jl
AlA9J2
AlASK
AlASMPl
AlA9MP2
AlA9MP3
AlA9Ql
AlA9Q2
AlA9Rl
AlA9R2
AlA9R3
AlA9W5
85662-60056
6
1
BUS TRANSITION BOARD ASSEMBLY
28480
85662-60056
1901-0033
2
1
DIODE-GEN PRP 180V 200MA DO-35
9N171
1901-0033 lN645
2
1
DIODE-GEN PRP 180V 200MA DO-35
9N171
1251-5269 lN645
7
1
CONN-POST TYPE
.lOO-PIN-SPCG
50-CONT
18873
1251-4432 68020-650
4
1
CONN-RECT D-SUBMIN 50-CKT 50-CONT
71468
0490-0618
5
DDCE50S-BB
1
RELAY 2C
24VDC-COIL
5A 115VAC
77342 R40-E0161-1
1251-0600
0 2
CONNECTOR-SGL CONT PIN
1.14-MM-BSC-SZ
SQ
27264 16-06-0034
NOT ASSIGNED
0380-0334
9
1
STANDOFF-RVT-ON
.375-IN-LG
4-40-THD 14480
1854-0477
7
1
TRANSISTOR NPN 2N2222A
SI TO-18
PD=500MW 04713
2N2222A
1854-0477
7
1
TRANSISTOR NPN 2N2222A
SI TO-18
PD=500MW 04713
2N2222A
0698-3157
3
1
RESISTOR
19.6K
1%
.125W
TF TC=O+-100
19701
0757-0442 SFR25H
9
1
RESISTOR
10K
+-1%
.125W
TF TC=O+-100
19701 SFR25H
0757-0442
9
1
RESISTOR
10K
+-1%
.125W
TF TC=O+-100
19701 SFR25H
85662-60073
71
CABLE ASSEMBLY
AlA
INTERFACE
28480 85662-60073
*Indicates
fat0
y-selected
value
85662-60056 Parts List
Page 1 of 1


DSl
MAINS INDICATOR
6
I
Fl
I
C6
1
CR5
1
!llJ
R7
c5
El
El
Pl
18
AlA
Rectifier Component Locations, 85662-60133

DSl
MAINS INDICATOR
C6
CATHODE
4-1
El
+
r-l
CR9
PI
AlA
Rectifier Component Locations, 85662-60204

c4
C6
R6
I
0
CR9
0
CR10
AlA
Rectifier Component Locations, 85662-60234

0
El E2
r-,
r-,
L-J
L-J
.--_
I
0
0
0
0
AlA
Bus Transition Component Locations, 85662-60056




HP Part Number 85662-60050
AlAlO
Display Motherboard
Reference
HP Part C
Mfr
Designation
Number D
Qty Description
Code
Mfr Part
Number
AlAlO 85662-60050
0
1
DISPLAY MOTHERBOARD ASSEMBLY
28480 85662-60050
AlAlOAlXA2
1251-2035
9
1
CONNECTOR-PC EDGE
15-CONT/ROW
2-ROWS
26742 220-624-03
AlAl
OAlXA3 1251-2034 8
1
CONNECTOR-PC EDGE
lo-CONT/ROW
L-ROWS
SCMlOD/7-1HP
AlAlOAlXA4
1251-2035
9
1
CONNECTOR-PC EDGE
15-CONT/ROW
P-ROWS
26742 220-624-03
AlAlOAlXA5
1251-2035
9
1
CONNECTOR-PC EDGE
15-CONT/ROW
2-ROWS
26742 220-624-03
AlAlOAlXA6
1251-2026
8
1
CONNECTOR-PC EDGE
18-CONT/ROW
L-ROWS
SCMlBD/7-1HP
AlAlOAlXA7
1251-2035
9
1
CONNECTOR-PC EDGE
15-CONT/ROW
L-ROWS
26742
AlAlOAlXA8
1251-2026
8
1
CONNECTOR-PC EDGE
18-CONT/ROW
2-ROWS
AlAlOCl 0180-2808
2
1
CAPACITOR-FXD
.022F+-20%
LOVDC
AL
56289
AlAlOCE
0180-2642
2
1
CAPACITOR-FXD
25OUF+50-10%
250VDC AL
56289
AlAlOC3
0180-2641
1
1
CAPACITOR-FXD
.018F+75-10%
40VDC AL
56289
220-624-03
SCM18D/7-1HP
622D157-OHX
36DX9331-DQB
36DX8870-DQB
AlAlOC4
0180-0453
9
1
CAPACITOR-FXD 87OOUF+75-10% 40VDC AL
56289 36DX9181-DQB
AlAlOJl 1200-1204
5
1
SOCKET-IC
14-CONT
DIP DIP-SLDR
00779 2-641609-2
AlAlOJ2 1200-1204
5
1
SOCKET-IC
14-CONT
DIP DIP-SLDR
00779 2-641609-2
AlAlOJ3 1251-5815
9
1
CONN-POST TYPE
.150-PIN-SPCG
6-CONT
00779 87236-5
AlAlOJ4
1251-5816
0
1
CONN-POST TYPE
.150-PIN-SPCG
4-CONT
00779 87236-3
AlAlOJ5
1251-5816
0
1
CONN-POST TYPE
.150-PIN-SPCG
4-CONT
00779
AlAlOJ7
1251-4281
1
1
CONN-POST TYPE
.156-PIN-SPCG
9-CONT
27264
AlAlOJ8
1251-5817
1 1
CONN-POST TYPE
.150-PIN-SPCG
2-CONT
00779
AlAlOJ9
1251-5816
0
1
CONN-POST TYPE
.150-PIN-SPCG
4-CONT
00779
AlAlOMPl 0360-1788
7
8
CONNECTOR-SGL CONT PIN
.045-IN-BSC-Si!
SQ
04574
87236-3
09-65-1091
87236-l
87236-3
AlAlOMP2
0361-0002
8 3
RIVET-SEMITUB OVH
.146DIA
.25LG
12014
AlAlOMP3
0380-0383
8
5
STANDOFF-RVT-ON
.125-IN-LG
6-32-THD 00866
AlAlOMP5
2190-0011
8
8
WASHER-LK INTL T NO. 10
.195-IN-ID 06791
AlAlOMP6
2680-0099
1
4
SCREW-MACH
lo-32
.375-IN-LG
PAN-HD-POZI
93907
AlAlOMP7 85662-00045
7
3
BRACKET SUPPORT-MOTHERBOARD
28480
R-4013
1929c
1022
85662-00045
AlAlOMP8
AlAlORl
AlAlOWl
AlAlOW
AlAlOW
NOT ASSIGNED
0757-0367
7 1
RESISTOR
1OOK
+-1%
.5W
TF TC=O+-100
19701
8150-2829
2
1
WIRE 18 300V
8150-3246
9
1
WIRE 18 300V 92
85662-60062
4
1
CABLE ASSEMBLY AlAlO TO A3AlO (A3 PWR)
28480
5053R
85662-60063
AlAlOW
85662-60063
5
1
CABLE ASSEMBLY
AlAlO
TO A4AlO (A4 PWR)
85662-00052
6
1
SIDE COVER, HIGH VOLTAGE HOUSING
28480
85662-00035
5
1
HIGH VOLTAGE HOUSING
28480 85662-60052
85662-60035
*Indicates factory-selected value
85662~60050
Parts List
Page 1 of 1


[I
1
-7
’
I
I
J5
,
Y,
L-
s
2
--
I I
J4
1
I
--
,-
I
,-
I
,-
I
:‘I
3
3
I-
’
3
LET-1
r
ET
1
L-
c
+
c3
-7
63
2
2
1
6
-7
J* I
-- ‘COVER SIDE H.V.
‘H.V. HOUSING
AlAlO
Display Motherboard Component Locations, 85662-60050


A3
A3 Digital Storage, Circuit Description
A3 Digital Storage consists of three sections:
Input Section A3A8 Analog-Digital Converter and A3A9 Track and Hold. This
section receives the video and sweep signals, converts them to digital,
and transfers the data to the Processor Section.
Processor Section
A3A4
Memory, A3A5 Data Manipulator, A3A6 Main Control, and
A3A7 Interface. This section handles all data transfers, data functions,
and control for the data storage. The digital storage algorithm is
contained in read-only memory (ROM) in A3A6 Main Control.
CRT Driver Section
A3Al
Trigger,
A3A2
Intensity Control, and A3A3 Line Generator.
This section, under control of the Processor Section, generates beam
control signals (X, Y, and
2)
to display the memory data.
A3 Digital Storage, Troubleshooting
The troubleshooting information in this section is organized in the following manner.
n
“Digital Storage Failure Tests”
Description of two tests that can be performed to isolate failures in the Digital Storage
section.
w
“Failure Analysis and Testing Sequence”
Analysis of the results of the two Digital Storage Failure Tests, and a recommended
testing sequence of Digital Storage Assemblies.
n
“A3 Digital Storage Block Diagram”
Overall block diagram for Digital Storage Section, including mnemonics.
Digital Storage Failure Tests
1. INSTRUMENT CHECK LED
The left INSTR CHECK LED (CHECK LED I)
remaining on after Instrument Preset is
pushed indicates that a bad bit was detected when the analyzer performed its self check
routine. This check routine writes and reads to the read-write memory (RAM) in Digital
Storage. To activate this test, press Instrument Preset.
2. DIGITAL STORAGE TEST PATTERN
The test pattern shown in Figure
l-1
can be used to verify the existence of a failure. This
A3 1

pattern can be generated independently of the main processor in the RF Section (Al5
Controller). To enable the test pattern:
a. Jumper A3A6TP3 and A3A6TP6. (Turns on the test ROMs.)
b. Push A3A7Sl to initialize.
If troubleshooting without the RF Section or with the Analyzer Bus Interconnect cable W31
disconnected,
AlA8TPl
and
AlA8TP2
must be jumpered to turn on the power supplies.
If the CRT remains blank,
AlA6TP6
and
AlA6TP7
may have to be jumpered to inhibit the
CRT disable line controlled by the Al5 Controller.
@ABCDEFGHIJKLMNOPQRSTUVWXYZT\lp
‘abcdefohiiklmno00rstuvwxvz
(II-
Figure 1. Typical Digital Storage Test Pattern
Failure Analysis and Testing Sequence
INSTR CHECK LED I and the Digital Storage test pattern can be used together to determine
in what area of the Digital Storage Section a failure exists. See “Digital Storage Failure Tests”
in this chapter. Failure symptoms (and troubleshooting information for each) are as follows:
Table l-l. Digital Storage Test Pattern
Correct Incorrect/No
Test Pattern Test Pattern
CHECK LED I ON
See
(2)
See (1)
CHECK LED I OFF
See
(4)
See (3)
2 A3

1. IF INSTR CHECK LED I
remains on and no test pattern can be obtained, the following
assemblies should be checked in the order shown.
A3A6
Main Control
A3A7
Interface
A3A5
Data Manipulator
A3A4 Memory
A3A2
Intensity Control
A3A8
Analog-Digital Converter
AlA
XYZ Driver Amplifier or
AlA
Z-Axis Amplifier
AlA
X Deflection Amplifier
AlA
Y Deflection Amplifier
Al5 Controller
2. If INSTR CHECK LED I remains on but the test pattern is correct, check the following
assemblies in the order shown.
A3A7
Interface
A3A4
Memory
A3A6 Main Control
Al5 Controller
3. If INSTR CHECK LED I is off but the test pattern is incorrect, first check the A3A3 Line
Generator and A3A2 Intensity Control before checking the entire Digital Storage Processor.
4. If INSTR CHECK LED I is off and the test pattern is correct, but the CRT and characters
come up incorrectly after a normal Instrument Preset, check the System ROMs first. A
“long POP” check of the Al5 Controller in the RF Section should also be performed.
CRT Display Test Programs
Note
I
lb
For all tests, unless otherwise specified: Test Point
A3A6TP3
must be
jumpered
to A3A6TP6. This turns on the Test ROMs. After all jumpers for a
test are connected, momentarily push switch
A3A7Sl
to initialize.
The left INSTRUMENT CHECK LED should remain on when the test ROMS
are enabled and instrument preset is pushed.
Test Pattern
Generates a test pattern with graticule, a diagonal line, characters, and three vertical lines
representing the ADC converter outputs of the negative peak, sample, and positive peak
detectors.
The IOB Interface circuitry and the System ROM are not used in generating the Test Pattern.
Free Run Check
A3A6El
removed
A3A6TP8
grounded
disables feedback from the program ROM to the Branch
Length Adder.
disables qualifier feedback.
A3 3

A3A6TP5
disables interrupt and return inputs to the State Machine
Controller. The BS (Block Switch) line is forced to toggle at a
4 MHz rate.
The program addresses decrements in a binary sequence through all possible addresses with
the BS line toggling at 4 MHz, SO at 2 MHz,
Sl
at 1 MHz, and so on. This checks the A3A6
Main Control assembly, its ROM, Pipeline Registers, flip-flops and control pulses outputs, and
the
A3A7
I/O Port Decoder. To check the System ROMs, the same test setup is used but the
A3A6TP3
to
A3A6TP6
jumper is removed to re-enable the System ROMs outputs.
This test requires that the 8 MHz clocks, CLK and LCLK, and the initialize signal, LTON
from A3A7, be working.
This test also requires that a basic “kernel” be running. This includes part of the State
Machine Control (F) and the loop consisting of the Link Register, State Register, and Branch
Length Adder on A3A6. See “A3A6 Main Control, Troubleshooting” to troubleshoot this
circuitry.
Test Program 1
A3A6TP8
grounded
disables qualifier feedback.
A3A6TP7
grounded
forces state machine interrupt high.
A3A5TP2
grounded disables the Register RAM outputs.
This program generates the pattern to test the A3A5 Data Manipulator, its Accumulator,
Control Decode logic, Pipeline Registers, and parts of its ALU, Constant ROM, and
Multiplexer Bus Drivers. This is the test that exercises the Digital Storage Bus with all
feedback from it disabled.
Test Program 2
A3A6TP8
grounded
disables qualifier feedback.
A3A6TP7
grounded
forces state machine interrupt high.
This program is the same as Test Program 1 except that the Register RAM outputs are
enabled on the
A3A5
Data Manipulator assembly. Since there is now feedback from the
Accumulator through the Register RAM, a bad bit will make all higher order bits appear bad;
so when probing the bus lines, the low order bits should be verified first and then higher order
ones. The program generates various patterns that are written into and read from register
RAM location 0; it also selects all the qualifier inputs on
A3A7
in both a low and a high state;
and it exercises all the bits in the branch length word on the A3A6 Main Control assembly.
This program is used to verify the Branch Length Adder on A3A6 Main Control assembly
when
A3A6El
jumper is replaced. On A3A5 it tests the Register RAM, ALU A inputs, and
the multiplexer inputs from the RAM
S
. And finally, it checks the qualifier select circuitry on
A3A7, so that the qualifier feedback can be used in generating the following test programs.
Test Program 3
A3A7TP6
grounded
A3A2R12
LL FULL CW
test qualifier bit read by program.
the long line threshold on A3A2 is adjusted fully
clockwise so that the normal interrupt, INTR, is always
a 20
ps
period, independent of the line generator.
This program uses the Register RAM location 0 and the qualifier verified in Test Program 2
to generate a complete pattern test of all the Register RAM locations and Constant ROM
4 A3

words on A3A5. A pattern is also output to the X and Y line generator registers on A3A3.
The program does not read any input ports; Multiplexer Bus Drivers on A3A5 are the only
talkers on the Digital Storage data bus.
Test Program 4
A3A7TP6
jumpered
to A3A7TP3
test qualifier bit
A3A2R12
LL FULL CW
This is the overall check program used to test all the Digital Storage input ports. The
program generates the signals to check the memory, IOB data, IOB address, LTSTA, LTSTB,
and ADC inputs on the bus. For each input, a clock is selected corresponding to each input
putting data on the bus. This is done by positioning the jumper plug at the proper position in
the IC socket
A3A7Jl.
For example, to check Memory, the jumper is put at pin 3, connecting
pin 3 to pin 12. This program requires that the A3A5 Data Manipulator assembly be working
and the Digital Storage bus be good.
Test Program 5
A3A7TP6
jumpered
to A3A7TP4
test qualifier bit
A3A2R12
LL FULL CW
A3Al
removed
This program is used to generate a simple ramp waveform for the X and Y Line Generators
and also to generate simple repetitive control signals to the A3A9 Track and Hold assembly.
It is also used to check the Buffer on the A3A5 Data Manipulator assembly. The X and Y
ramp waveforms are 20 ms long when A3A2R12 is fully CW (long line) and 5 ms long when
A3A2R12 is fully CCW (short line). See A3A9 Troubleshooting for a diagram of the A3A9
control signals.
A3Al
is removed to let the HSWP line go high, for
A3A9
troubleshooting.
Test Program 6
A3A7TP6
jumpered
to A3A6TP2
test qualifier bit
A3A2R12
LL FULL CW
A3Al
removed
This program is almost identical to Test Program 5, except that the HOLD line to A3A9 is
normally high, going low to reset the hold capacitor and peak detectors only every 80 ms.
This can be used to check hold times. In addition, the CRT trace will be in the blink mode,
blinking once a second.
Figure l-2 shows the CRT displays for the various Test Programs. They are not meant to
verify that each test is running correctly, but rather to assure you that the test program is
cycling. With caution, they can also be used to do some short-cutting in the overall Digital
Storage troubleshooting procedure.
For example, the memory check, the IOB interface checks, the ADC check, Test A and Test B
checks should not be done if the Test Program 4 trace is not on the CRT. On the other hand,
if the traces for Test Programs 3, 4, and 5 appear correct, then the Main Control and Data
Manipulator checks could be temporarily bypassed and the memory or IOB interface checks
performed. (However, if these checks have bad inputs or the fault cannot be found, then the
A3A6 Main Control and
A3A5
Data Manipulator assemblies must be verified as shown in the
complete Digital Storage troubleshooting procedure.)
A3 5

TEST PROGRAM 3
TEST PROGRAM 4
TEST PROGRAM 5 AND 6
44f
t
I/
/
q
’
i+
,F
II I\
If
I
’
I
f
/
II
A
I
,
y,”
/
T
\’
m
A/
,I
’
3
Figure 2. Digital Storage Test Program CRT Displays
6 A3

A3 Digital Storage Mnemonic Table
Mnemonic
18.4MHZ
LO
1MHZ
21.4MHZ
3MHZ
A LOG
A&All
Al0dB
A20dB
A2dB
A4dB
A8dB
ADRQ-ADR3
9UX
BLANK
4ux z
4VdB
3
LOG
30-Bll
3L0-BL6
3LINK
3RIGHT
3s
3w5
3W63
3W68
3w7
:E
:HAR
:LK
:RT
DSBL
\X
\Y
)IM
jOTEN
‘Q-F11
‘CQ-FC3
‘REQ ZERO
‘S
‘SOUT
Descrbtion
18.4 MHz Local Oscillator
Signal
1 MHz ADC Clock
21.4 MHz IF Signal
3 MHz IF Signal
Log Expand Control
Accumulator Bus Bits 0
through 11
Attenuation Controls
[Nstrument
Bus Address Bits
through 3
Auxiliary Blanking Output
Auxiliary Z Axis Output
Attenuation Control
Log Expand Control
Digital Storage Bus Data Bits
B
through 11
Branch Length Bus Bits 0
through
6
Blink CRT Display Control
Bright CRT Display Control
3lock
Switch Control
3andwidth Controls
aemory Chip Enable
zharacter
Mode Display
zontrol
I MHz System Clock
ZRT
Disable Control
1elta
X Position
)elta
Y Position
>im
CRT Display
lot
Enable
;‘unction
Bus Bits
0
through 13
)ata Manipulator Function
zontrol
Bits 0 through 3
‘requency
Zero Control
‘a.&
Sweep Mode
‘a&
Sween
Outnut
Mnemonic
FSZ
HLDX
HLDY
HOLD
HSWP
ICLK
INSELA
[NSELB
[NTG
[NTR
IOBQ-IOB15
[OC
KS0-KS3
L0-L7
LADC
LBLANK
LCLK
CLRSA
iDCHAR
;DEXP
;DMEN
;DMAR
;DMDR
;DRMP
.DSR
,DX
,DY
,FSEN
,GlQ
1G20
,GCLK
,GX
,GY
JNCRSA
JNTG
,L
Description
Fast Sweep Z Axis
Hold X Position (Sample and
Hold Control)
Hold Y Position (Sample and
Hold Control)
Track and Hold Control
HIGH=Sweeping
Indicator Clock (Front-Panel
LEDs)
Input Selection Bit A
Input Selection Bit B
Integrator Control
Interrupt
Instrument Bus Data Bits 0
through 15
I/O Port Input/Output
Control
Constant Selection Bits 0
through 3
Link State Bus Bits 0 through
7
LOW=Enable ADC Output
LOW=Blanking Control
Inverted CLK
LOW=Clear Stroke Address
Load Character Register
Load Expand Register
Data
Manipulator Output
Snable
Load
Memory Address Register
Load
Memory Data Register
;oad Ramp Register
;OW=Digital
Storage Ready
Load
X Position Register
.oad Y Position Register
,OW=Fa.st Sweep Enable
,inear
Gain Controls
100
kHz
Line Generator Clock
,ine
Generator Horizontal
iignal
,ine
Generator Vertical Signal
ncrement
Stroke Address
,OW=Integrator Control
,ong
Line

A3 Digital Storage Mnemonic Table (continued)
Mnemonic
LLGBLANK
LLL
LMEMEN
LOG/LIN
LQ
LROMEN
LRSTO
LRTN
LRTRC
LTIO
LTON
LTSTA
LTSTB
LWRITE
LZERO
MA&MA11
YSQ-NS7
OS10
OS20-1
os20-2
PENLIFT
POS
PSQ-PS3
LJSQ-QS3
Description
LOW=Line Generator
Blanking Control
LOW=Long
Line
LOW=Enable Memory Output
Log/Linear Control
LOW=Selected Qualifier
LOW=ROM Enable
LOW=Reset Trigger Occurred
LOW=Enable Interrupt
Return
LOW=Retrace Signal
LOW=IF-Display Section I/O
Strobe
LOW=Turn On
LOW=Input Test A Data
LOW=Input Test B Data
Memory Write Control
Output of Zero Check on ALU
Result
Memory Address Bus Bits 0
through 11
Next State Bus Bits 0 through
7
Offset Gain Controls
Recorder PENLIFT Control
Sign of ALU Results
I/O Port Selection Bits 0
through 3
Qualifier Selection Bits 0
through 3
Mnemonic
Description
RQ-Rll
Ram Bus Bits
0
through 11
RBWA Resolution Bandwidth Control
RBWB
RBWC
RBWD
REC CAL
Recorder Calibrate
REC ZERO Recorder Zero
RMQ-RM2
Ram Register Select Bits 0
through 2
RSEN
Reset Peak Detectors Enable
RSHS Reset High Sweep
s0-Sll
Source Bus Bits
0
through 11
S0-S7
State Bus Bits 0 through 7
SGlQ
Step Gain Controls
SG20-1
SG20-2
SMPL
Sample
STROK8 Stroke 8 of Current Character
SWITCH Up/Down Converter Control
VBWA Video
Banwidth
Controls
VBWB
VBWC
VBWD
VIDEO Video Signal
X
Horizontal Signal to CRT
Y
Vertical Signal to CRT
ZIntensity Signal to CRT
8 A3


A3Al
A3Al
Trigger, Circuit Description
A3Al
Trigger contains circuits which generate the HSWP signal used by other assemblies in
the A3 Digital Storage section and in the spectrum analyzer RF section. Instrument Bus
commands set the HSWP line high or low, or program HSWP to go high when a sweep trigger
occurs. Trigger sources that may be selected are: the line, the video signal, or an external
trigger input from the instrument rear panel.
A3Al
Trigger contains circuits that select and
process trigger signals. It also contains the Fast Sweep Generator, which produces a linear
ramp voltage (0 V to approximately +2.2 V) used as a horizontal sweep for the CRT display.
This sweep ramp is used only with FREQUENCY SPAN=0 Hz. (It is not used to sweep the
RF Section frequency.)
The fast sweep ramp is applied to
AlA
X Deflection Amplifier or
AlA
XYZ Driver
Amplifier when selected by an analog multiplexer in A3A2 Intensity Control. The fast sweep
time may be varied in a 1, 2, 5 sequence from 10 ms (1 ms/div) to
1~s
(100
ns/div).
Trigger
circuitry used for the triggering of RF Section sweeps (by HSWP) is used to trigger fast
sweeps.
A3Al
also contains the Recorder
Penlift
Driver circuit, which is part of the High Sweep
Control.
High Sweep Control
@
The High Sweep Control circuit generates HSWP, which is a TTL open-collector signal that
is used by A3 Digital Storage to control signal tracking and conversion. HSWP is also used
in the instrument RF Section to control the Sweep Generator circuitry. The sweep ramp is in
progress when HWSP is high and is stopped (at any point during the sweep) when HSWP is
low. The RF Section can also pull HSWP low to stop the sweep under certain conditions. For
example, when a front-panel key is pressed, the main processor in the RF Section pulls HSWP
low (on Al2 Front Panel Interface) to immediately stop the sweep, then programs HSWP low
(on
A3Al
Trigger) with an Instrument Bus command before servicing the front-panel request.
HSWP must be set high again (on
A3Al
Trigger) for the sweep in the RF Section to resume.
HSWP is used directly to light the green front-panel SWEEP LED on the IF-Display Section.
This LED provides a very quick method of checking for activity on the HSWP line.
HSWP Generation
For HSWP to be high, flip-flop U12A pin 6 must be low. Inverter U7A buffers
U12A
and provides the open collector drive for the HSWP line.
U12A
is set and cleared by the
Instrument Bus and can be cleared by the RSHS signal from A3A6 Main Control. To set
HSWP, Instrument Bus bits 14 and 15 are set high, Address 50 is selected, and address
decoder U18 is enabled by LTIO (the IF-Display Section address strobe). U18, pin 13 goes
low, which clocks the U4A and
U4B
Q outputs high. The positive-going transition at the
U4B
output triggers a pulse of approximately 500
ps
at U9A pin 4. At the end of this pulse,
A3Al 1

U9B
generates a narrow (50 ns) pulse that clocks
U12A
and
U12B.
This causes
U12A
pin 6
to go low and HSWP to go high. (Note that HSWP is set high approximately 500
ps
after
occurrence of the Instrument Bus SET command. This time delay allows Al5 Controller to
perform certain functions before the sweep starts.)
To clear HSWP, Instrument Bus 13 is set high, Address 50 is selected, and (when the
IF-Display Section address strobe occurs) U12A,
U12B,
U4A, and
U4B
are cleared. HSWP
may also be cleared by other assemblies in the A3 Digital Storage when the RSHS line goes
low.
In Fast Sweep mode (sweep time setting
210
ms), HSWP is no longer used to control the RF
Section sweep ramp, since the spectrum analyzer is not sweeping the RF Section frequency.
It
is normal to see the green front-panel sweep LED turn off for these settings, even though the
CRT trace is sweeping.
Free Run Mode (for Sweep Time
220
ms)
When the RF Section is in Free Run mode with sweep time settings
220
ms, the sweep is
started when the Instrument Bus sets HSWP. The sweep is stopped by the RSHS line from
A3A6
Main Control or by a CLEAR command from the Instrument Bus. Al5 Controller
controls the time from the end of one sweep to the beginning of the next sweep (sweep dead
time).
Line, Video, and External Triggers (for Sweep Time
220
ms).
The RF Section can direct
A3Al
to set HSWP high when a line, video, or external trigger
occurs. If Instrument Bus line 14 is high and U18 is strobed with Address 50, U18 pin 13 will
go low, setting U4A pin 9 high, which triggers U94. At the end of the pulse generated by
U9B,
U12B
pin 9 will be clocked high, placing a high at the data input (pin 2) of
U12A.
The
output (pin 6) of trigger multiplexer U16 in the Trigger generator will then cause U12A to
be clocked on a negative-going transition of the selected trigger input. Refer to “Fast Sweep
Generator” in this chapter.
Recorder Pen Lift Driver
In sweep time settings
220
ms, the Recorder Pen Lift Driver supplies the PENLIFT signal to
the rear-panel PENLIFT connector. PENLIFT may also be used to control blanking of an
external CRT display.
PENLIFT is a 0 V to 15 V signal that lowers the recorder pen when an RF Section sweep
is in progress (HSWP is high, PENLIFT is 0 V) and lifts the pen when a sweep is not in
progress (HSWP is low, PENLIFT is 15 V). Decoder U3A is a noninverting buffer that drives
Q15 from the HSWP line.
Sweep Trigger
@
The Sweep Trigger circuit produces triggers for all sweep times. It contains the video,
external, and line trigger circuits, the fast sweep Free Run Oscillator, the trigger multiplexer,
and the fast-sweep Auto Trigger circuit. A valid trigger for the Fast Sweep Generator or the
High Sweep Control circuit is produced by a negative-going transition at the selected input of
trigger multiplexer U16. This trigger signal will start a sweep only if the Fast Sweep Control
and High Sweep Control circuits are in the proper states.
2 A3Al

Video Trigger
Video Trigger comparator U13 generates a negative-going transition when the VIDEO
signal rises above the voltage at U13 pin 2, which depends on the position of the front-panel
TRIGGER LEVEL control. R49, R50, and R51 divide the TRIG LEVEL voltage (0 V to
+5.1
V) to approximately -0.1 V to
+2.1
V at U13 pin 2. The LOW FAST SWEEP signal,
connected to the strobe inputs (pins 5 and 6) of U13, disables the output of U13 in Fast
Sweep mode when the fast sweep ramp is being generated. R52 provides hysteresis for U13,
and CR1 protects U13 from excessive input voltage on the VIDEO line. The
+lO
V and -10
V supply voltages for U13 are derived through VR4 and VR5.
External and Line Triggers
The EXT TRIG input from the IF-Display Section rear panel is applied to buffer/inverter
Q14 through divider R61 and R62. When EXT TRIG rises above approximately
+1.4
V, Q14
saturates and
U15C
pin 9 goes low, causing U16 pin 3 to go low, producing a trigger.
A voltage, resistively divided from a winding of the IF-Display Section line transformer, is
buffered by Schmitt trigger inverter
U15A,
the output of which is applied to U16 pin 2, the
line trigger input of the trigger multiplexer. Negative-going transitions at U16 pin 2 are valid
line triggers.
Free Run Mode (Sweep lime
5
10 ms)
In Fast Sweep mode, during the fast sweep dead time,
UllC
pin 8 is high. This causes
U15B
to oscillate at a rate (determined by R59 and Cll) of approximately 500
kHz.
Negative-going
transitions at
U15B
pin 6 produce triggers in the Fast Sweep, Free Run mode.
U15B
is gated
off during the fast sweep ramp. Note that the Free Run Oscillator is not used to trigger
sweeps in sweep times
120
ms. (See High Sweep Control circuit description.)
Fast Sweep Auto Trigger
When the
m
or
(J%Z]
key is pressed and the sweep time is 10 ms or less (Fast Sweep
mode), a fast sweep ramp will be started automatically about 25 ms after the start of the last
fast sweep if no video or external trigger occurs first.
If(e)
[El
or
(cl
(VIDEO)
keys are
pressed, fast sweep triggering will be in Normal mode. In Normal mode, no fast sweep will be
started until a trigger occurs. The CRT graticule and characters will not be refreshed until a
fast sweep has occurred.
Fast Sweep Auto Trigger Circuitry
In Auto Trigger mode, the Instrument Bus sets U5 pin 12 High.
UlA
pin 1 goes low when
the fast sweep ramp begins, triggering a 25 ms (low) pulse at
UlA
pin 4. If another fast
sweep ramp is started within 25 ms of the beginning of the previous fast sweep ramp,
UlA
will be retriggered, and
UlA
pin 4 will not go high for at least another 25 ms. If triggers
cease to occur,
UllD
pin 11 will go high 25 ms after the last fast sweep. This causes trigger
multiplexer U16 to select the output of the Free Run Oscillator in either Video or External
mode, triggering a sweep. Auto triggering will not occur in sweep times
220
ms, because in
this case the Auto Trigger circuitry is disabled by the FAST SWEEP ENABLE line to
UllB
pin 5.
If [SHIFT)
[E)
or (SHIFT]
[E)
keys are pressed, U5 pin 12 will be low, preventing automatic
triggering in the absence of
a
video or external trigger.
A3Al 3

Fast Sweep Time Control
@
Data on Instrument Bus lines 11 through 14 specify the fast sweep generator sweep time. This
data is latched into hex D flip-flop U6 when Address 51 is strobed. (Refer to the table, Note
6 on the schematic, for coding of the sweep time control lines.) Data on Instrument Bus line
15 is latched into U6 with the four sweep time bits
(IOBll-IOB14)
and enables fast sweep
generator operation.
Switchable Current Source
Current for the generation of the fast sweep ramp is supplied by Q13. Op amp U8 regulates
(through R6 and R7) the emitter voltage of Q13 to keep it equal to the reference voltage at
U8 pin 3.
QS
controls the reference voltage by switching R2 in or out of the voltage divider circuit,
which is made up of
Rl,
R2, and R3. The voltage difference between Q13 emitter and
+15
VFl
is set at 2 V when
QS
is off and 4 V when
QS
is on. The voltage difference is held
across a switchable resistance between Q13 emitter and
+15
VFl.
FET switches Q7,
QS,
and
Q9
connect resistors in parallel with R14 to change the current supplied by the current source.
When Q7,
QS,
and
Q9
are off, R14 sets Q13 collector current. In certain sweep times,
Q9
is
turned on by
U2C.
(Refer to the table on the schematic, Note 6.) This places
Rll
in parallel
with R14, increasing the current by a factor of 5. Similarly, R12 or R13 may be switched in
to increase current by factors of 10 and 50 respectively. Q7,
QS,
and
Q9
are controlled by
open-collector drivers
U2B,
U2A, and
U2C.
The FET switches are on when the FET gate
voltage is high
(+15
V) and off when the FET gate voltage is low (approximately
+0.2
V).
U3B
decodes the sweep rate control lines from U6 and controls U2A,
U2B,
and
U2C.
Fast Sweep Generator
@
To produce the fast sweep ramp for sweep times
5100
/.Ls,
current from Q13 charges timing
capacitor C4. For sweep times of 200
ps
to 10 ms,
Qll
is turned on, placing timing capacitor
C5 in parallel with C4, increasing the sweep time by a factor of 100. C4 and C5 (if it is in the
circuit) are discharged by
QlO
and Q12 at the end of the sweep.
Discharge Switch
When no sweep is in progress, the output of open-collector inverter
U7D
is high
(+5
V), and
current through R30 and R31 flow into
QlO
and through CR6 into Q12. In addition, current
flows from Q13 into Q12. At the start of a fast sweep ramp,
U7D
pin 8 goes low, and the
voltage at the anode of CR6 and the emitter of
QlO
is pulled slightly negative by R32. CR6
becomes reverse biased, and
QlO
turns off, turning Q12 off. Current from the collector of Q13
now flows into timing capacitors C4 and C5, and the sweep ramp begins. When the end of
the sweep ramp
(+2.2
V) is detected by the Fast Sweep Control circuit,
U7D
pin 8 goes high
(about
+5
V), turning
QlO
on. This turns Q12 on, and it begins to discharge C4 and C5.
Q12 continues to discharge the timing capacitors until CR6 becomes forward biased. At that
time, the circuit reaches equilibrium, holding the sweep ramp at near 0 V, with the offset
adjusted by R34.
Fast Sweep Buffer Amplifier
Op amp U14 is connected as a unity gain buffer amplifier, which provides the low impedance
fast sweep ramp output (FS OUT). FS OUT is applied to the X-axis scan multiplexer in
A3A2 Intensity Control.
4
A3A1

Fast Sweep Control
(6~
The Fast Sweep Control contains circuitry for end of sweep detection and controls fast sweep
dead time, and fast sweep triggering.
End of Sweep Detection
When the sweep ramp reaches about
+2.2
V,
Q5
conducts and turns Q4 on. When the
collector of Q4 goes low,
UlB
pin 5 produces a
pulse
whose length is the dead time. UlOA
and
UlOB
are cleared when UlOA pin 5 goes low, and timing capacitors C4 and C5 are
discharged by the Discharge Switch in the Fast Sweep Generator. Voltage divider
R19
and
R20 set the level at which Q5 senses the end of the sweep ramp. (Note that the fast sweep
ramp ends beyond the right-hand edge of the CRT.) The LRTRC line from UlOA pin 5, which
is high during the sweep, supplies the retrace blanking signal to
A3A2
Intensity Control.
Fast Sweep Dead Time
Multivibrator
UlB
controls the sweep dead time.
UlB
is triggered at the end of the fast
sweep ramp and holds
UlOA
and
UlOB
cleared for a time that is determined by C7, R24, and
R25. This prevents the triggering of further ramps for the length of the pulse from
UlB
pin
5. The length of the dead time is about 15
ps
for sweep times from 1
ps
through 100
ps
and
about 120
ps
for sweep times from 200
/.LS
through 10 ms. The ST 100
line
(from U6 pin 12 in
the Fast Sweep Time Control circuit) controls the length of the sweep dead time by switching
the
UlB
timing resistors with transistor switch Q3. In sweep times of 10 ms through 200
ps,
Q3 is off and the dead time, set by C7 and R24, is 120
ps.
In sweep times of 100
ps
through
1
ps,
Q3 is on, placing R25 in parallel with R24 to decrease the dead time to 15
,!Ls.
C6 and
R23 supply additional base drive to Q4 at the end of the sweep to insure triggering of
UlB.
Fast Sweep Triggering
Flip-flops UlOA and
UlOB
control the state of the fast sweep generator. UlOA controls the
Discharge Switch through inverter/buffer
U7D.
At the end of a fast sweep, both UlOA and
UlOB
are held cleared by the dead time circuit
(UlB
and U7F). Following the dead time,
a trigger from U16 pin 5 causes
UlOB
pin 7 to go low. This causes UlOA pin 5 to go high,
which turns off the Discharge Switch and starts a sweep ramp. This can occur only if FS EN
is high. If FS EN is low, the J and K inputs of
UlOB
are held low and a trigger
wiII
not set
UlOB.
Fast Sweep Multiplexing
In Fast Sweep mode, the X output of
A3A3
Line Generator and the fast sweep ramp must
be multiplexed to
AlA
X Deflection Amplifier or
AlA
XYZ Driver Amplifier to produce a
display consisting of the graticule and characters with the fast sweep ramp and the analog
video signal. The video
signal
from
A4Al
Video Processor is multiplexed to
AlA
Y
Deflection Amplifier or
AlA
XYZ Driver Amplifier when the fast sweep ramp is multiplexed
to
AlA
or
AlA2.
The X and Y multiplexers are located in A3A2 Intensity Control.
In Fast Sweep mode, the output from
A3A3
is applied to the CRT deflection amplifiers
following the completion of at least one fast sweep ramp.
A3A1
5

Fast Sweep Intensity Control @
To provide uniform intensity between the fast sweep trace and the other information displayed
on the CRT, the Fast Sweep Intensity Control circuit generates a voltage to control the CRT
beam intensity (Z-axis) when the fast sweep ramp is multiplexed in.
The FSZ voltage is dependent on the duty cycle of the fast sweep ramp; that is, the ratio
of time during which the ramp is in progress to the sum of dead time and sweep time. FSZ
varies from about 150
mV
(low beam intensity) for high duty cycle operation to about 2 V
(high beam intensity) for very low duty cycle operation.
The LRTRC line, high during the fast sweep ramp, provides a digital waveform which is
averaged and inverted by Q2, C15, and associated circuitry, providing an output voltage to
Ql
that is dependent on the average value of the LRTRC signal.
Ql
is an emitter follower which
provides drive when the FSZ signal is above
-
-150
mV
for low duty cycle sweep operation
(less than 20 percent). when the voltage at the collector of Q2 is below
+0.7
V (high duty
cycle operation), the base-emitter junction of
Ql
is off, and the FSZ voltage is held at about
150
mV
by voltage divider R71 and R72.
A3Al
Trigger, Troubleshooting
Much of the circuitry on the
A3Al
Trigger can be tested without removing the assembly from
the instrument. First key in Instrument Preset, (FREQUENCY SPAN) 0 Hz and
c-1
10 ms. Noise should be displayed at approximately 2.5 divisions up from the bottom graticule.
If the display is blanked, try
ILINE)
and then
(vIDEOJ
triggering.
The waveforms shown on the service sheet for TP2 and TP5 are valid only in the
(FREE]
and Normal mode
([SHIFT)
(VIDEO],
[SHIFT)
(EXT)).
The Fast Sweep time should be equal to
the time it takes the ramp at TP5 to sweep from 0 V to
+2
V. The oversweep above 2 V is
determined by the Sweep-Comparator and is not critical for instrument operation. The dead
time when the ramp and LRTRC are low is approximately 15
ps
for sweep times less than
200
ps,
and 120
ps
for sweep times from 200
ps
to 10 ms. During the dead time the Free Run
Oscillator is on. See Figure l-l for the relationships between the waveforms.
6
A3A1

A3Al
TP5
A3Al
TP2
A3A
1 TP3
-
-
ov
------.
+4.2V
-
-
ov
--
-
+4.2V
I-SWEEP
TIMET~+
OVERSWEEP
’
‘DEAD TIME
(FREE
RUN OSCILLATOR ON)
Figure 1. Fast Sweep Time Waveforms
When using (LINE) TRIGGER, the waveforms are similar except for the dead time. Following
the minimum dead time period, whenever a negative-going transition occurs at TP3, a ramp is
started. When the sweep ends, TP2 goes low and stays low until a negative-going transition
occurs at TP3. See Figure
l-2
for the relationships between the
ILINE)
TRIGGER waveforms.
A3Al 7

A3A
1 TP5
A3Al
TP2
-
A3AlTP3
1
1
ri
-------++4v
fI
I
f
-
-
ov
SWEEP
TIME-
+
lb-
APPROX.
--CF-APPROX
.-cl
+ OVER SWEEP 10 ms 7 ms
FREQUENCY SPAN: 0 Hz
SWEEP TIME: 2 ms
Figure 2. Fast Sweep Line Trigger Waveforms
If noise is used as a video trigger and the TRIGGER LEVEL control is properly set, the
[VIDEO)
trigger waveforms at TP5 and TP2 will be the same as those in Figure l-l. During the
minimum dead time period, the noise signal trigger will be present. If a video trigger does not
occur (TRIGGER LEVEL
control set fully CW or CCW), then the Auto Trigger circuitry will
generate a trigger approximately every 25 ms. TP2 and TP5 will have the relationship shown
in Figure l-2. If the voltage at U13 pin 3 is much less than U13 pin 2, then TP3 will be
approximately
+4
V. If the opposite is true, the waveforms at TP3 and TP2 will be the same.
If no fast sweep is occurring, check TP5 first. If the voltage is greater than
+2.6
V, the most
likely failure would be in the Fast Sweep Control circuitry. Refer to the circuit description for
operation of this functional block. An open Discharge Switch would also cause TP5 to remain
greater than
+2.6
V for all fast sweep times.
If TP5 is 0
f20
mV
dc and no fast sweeps occur, the Fast Sweep Control circuitry should be
examined. Other defective components that would cause the same indications are Q13 and
U7D.
The Sweep Trigger circuit may also be defective.
The Sweep Trigger circuitry can be tested by tracing the trigger signals through U16 to pin
13 of
UlO.
Try triggering first, as this is the simplest source. A TTL signal at the power line
frequency should be present at TP3. U7 pin 12 and the FAST SWP ENABLE line should
both be high. Also check for proper trigger signals at TP3.
Sweep times in the fast sweep time mode, being difficult to verify, require a precisely
modulated RF source. One quick troubleshooting method is to disconnect the white
@
cable
from A3A9J2 and connect it between A3A2J2 and
A3A2Jl.
This routes a 200
kHz
test
6 A3Al

waveform to the VIDEO TRIGGER and CRT Y-Axis Deflection circuits, allowing several
of the fast sweep times (10 psec to 200 psec) to be checked. Key in INSTR PRESET or
(2-22),
(FREQUENCY SPAN) 0 Hz,
(-TIME)
10
psec,
@iZ5)
TRIGGER and adjust the
TRIGGER LEVEL control to display a two-cycle waveform; then, increase the
(-TIME)
setting to check sweep times up to 200
psec.
As an alternative, a function generator can be set for a 0.0 to 1.0 V dc, 100 Hz square wave
output, and then connected to
A3A2Jl
to check
all
the fast sweep times (1
psec
to 10 msec).
Key in INSTR PRESET or
(m),
(FREQUENCY SPAN) 0 Hz,
(-TIME)
20 msec, @ii%Z)
TRIGGER and adjust the TRIGGER LEVEL control to display a two-cycle square wave
similar to the waveform of Figure 3. Then, decrease the [SWEEP) setting and increase the
function generator frequency setting in steps as listed in Table 1, checking that a two-cycle
waveform is displayed for each step.
Table 1. Fast Sweep Time Check
Sweep Time
10
msec
5
msec
2
msec
1
msec
500
psec
200
psec
100
psec
50
psec
20
psec
10
psec
5
psec
2
psec
1
psec
Function
Generator
Frequency
200 Hz
400 Hz
1
kHz
2
kHz
4
kHz
10
kHz
20
kHz
40
kHz
100
kHz
200
kHz
400
kHz
1 MHz
2 MHz
A3Al 9

,~.,:Ej
0.0, dBm ,
ATT/34
10
dB
CENTER
RES
SW 3 MHZ SPAN 0
nr
“SW
I MHZ SWP 20.0
msec
Figure 3. Fast Sweep Time Test Waveform
10
A3Al

HP Part Number 85662-60014
A3Al
Trigger
Description
Mfr
Mfr Part
Code Number
TRIGGER BOARD ASSEMBLY
(SERIAL
PREFIXES:
2403~-3001~) 28480 85662-60014
CAPACITOR-FXD
.47UF
+80-20%
SOVOC
CER
CAPACITOR-FXD
.47UF
+80-20% 50VDC CER
CAP-FXD
6.2pF
500 V
CAPACITOR-FXD 480PF +-1% 300VDC MICA
0+7
CAPACITOR-FXD
.05UF
+-1%
POOVDC
MET-POLY
04222
04222
52763
09023
84411
SR835E474ZAAH
SR835E474ZAAH
CD15FD481F03
HEW-415
CAPACITOR-FXD 47PF +-5% 300VDC MICA
-2O/
09023
CAPACITOR-FXD 3300PF +-lo%
LOOVDC
POLYE
84411
CAP-FXD
O.luF
50 V
56289
CAP-FXD
O.luF
50 V
56289
CAPACITOR-FXD
1OODPF
+-IO%
1KVDC
CER
CD15ED470J03
HEW-238M
lC20X7R104M0508
lC20X7R104M0508
808-542
X5E
102K
CAPACITOR-FXD
2.2UF+-10%
ZOVDC
TA
56289 150D225X9020A2-DYS
CAPACITOR-FXD
2.2UF+-10%
POVDC
TA
56289 150D225X9020A2-DYS
CAPACITOR-FXD
lOUF+-10%
LOVDC TA
56289 1500106X902082-DYS
CAPACITOR-FXD
2.2UF+-10%
LOVDC TA
56289 150D225X9020A2-DYS
CAPACITOR-FXD
2.2UF+-10%
2DVDC TA
56289 150D225X9020A2-DYS
CAPACITOR-FXD
2.2UF+-10%
EOVDC
TA
CAPACITOR-FXD
2.2UF+-10%
20VDC TA
CAPACITOR-FXD
.47UF
+80-20% 50VDC CER
CAPACITOR-FXD
2.2UF+-10%
20VDC TA
CAPACITOR-FXD
.OlUF
+80-20%
1OOVDC
CER
56289
56289
04222
56289
15DD225X9020A2-DYS
1500225X9020A2-DYS
SR835E474ZAAH
15DD225X9020A2-DYS
805-504
Y5V
1032
CAPACITOR-FXD
.OlUF
+80-20%
1OOVDC
CER
CAPACITOR-FXD
.OlUF
+80-20%
1OOVDC
CER
DIODE-SCHOTTKY SM SIG
DIODE-SCHOTTKY SM SIG
DIODE-SCHOTTKY SM SIG
805-504
Y5V
1032
805-504
Y5V
1032
DIODE-SCHDTTKY SM SIG
DIODE-SWITCHING 30V 50MA 2NS DO-35
71468
DIODE-SWITCHING 15V
5OMA
750PS DO-7
27014
INDUCTOR RF-CH-MLD
1DUH
+-lo%
.166D-INX. 99800
INDUCTOR RF-CH-MLD
1OUH
+-lo%
.166D-INX.
99800
FD777
1537-36
1537-36
INDUCTOR RF-CH-MLD
1OUH
+-lo%
.166D-INX.
PIN-ROLL
.062-IN-DIA
.25-IN-LG
BE-CU
EXTR-PC BD BRN POLYC
.062-IN-BD-THKNS
l-
TRANSISTOR NPN
PD=300MW
FT=LDOMHZ
TRANSISTOR NPN
PD=3DOMW
FT=ZOOMHZ
99800 1537-36
72962
99-012-062-0250
56289
56289
TRANSISTOR PNP
2N2907A
SI TO-18 PD=400MW
TRANSISTOR NPN SI TO-18 PD=360MW
TRANSISTOR PNP
2N2907A
SI TO-18
PD=400MW
TRANSISTOR NPN SI TO-18 PD=36OMW
TRANSISTOR J-FET N-CHAN D-MODE TO-18 SI
04713
04713
04713
04713
04713
04713
04713
04713
04713
04713
2N2907A
2N2907A
SFE793
TRANSISTOR J-FET
N-WAN
D-MODE TO-18
SI
TRANSISTOR J-FET N-CHAN D-MODE TO-18 SI
TRANSISTOR PNP SI TO-18 PD=360MW
TRANSISTOR NPN SI TO-18 PD=360MW
TRANSISTOR NPN 215179 SI TO-72
PD=ZOOMW
SFE793
SFE793
2N5179
*Indicates factory-selected value
8566260014 Parts List
Page 1 of 4
Reference
Designation HP Part
Number
c
c
A3Al 85662-60014
t
AJAlCl 0160-0174
E
A3AlC2 0160-0174
c
A3AlC3 0160-2252
E
A3AlC4 0140-0233
E
A3AlC5
0160-4314
7
A3AlC6
0160-2307
4
A3AlC7 0160-0155
E
A3AlC8 0160-4084
E
A3AlC9 0160-4084
E
AJAlCll 0160-3456
E
A3AlC12
A3AlC14
A3AlC15
A3AlC16
A3AlC17
D180-0197
0180-0197
0180-0374
D180-0197
3180-0197
A3AlC18
A3AlC19
A3AlC20
A3AlC23
A3AlC27
3180-0197
8
3180-0197
a
3160-0174
9
3180-0197
8
3160-2055
9
A3AlC28
A3AlC29
A3AlCRl
A3AlCR2
A3AlCR3
J160-2055
9
3160-2055
9
1901-0535
9
1901-0535
9
1901-0535
9
A3AlCR4
A3AlCR5
A3AlCR6
A3AlLl
A3AlL2
1901-0535
1901-0040
L901-0179
a140-0114
a140-0114
A3AlL3
A3AlMPl
A3AlMP2
A3AlQl
A3AlQ2
~140-0114
4
1480-0073
6
1040-0749
4
1854-0882
8
1854-0882
a
A3AlQ3
1853-0281
A3AlQ4
1854-0404
A3AlQ5
1853-0281
A3AlQ6
1854-0404
A3AlQ7
1855-0020
A3AlQ8
.855-0020
A3AlQ9
.855-0020
A3AlQlO
.853-0034
A3AlQll
.854-0404
A3AlQ12
.854-0345
9
0
9
0
8
B
6
0
0
B
at!
1
1
1
1
1
1
1
1
1
1
1
1
1
1
1
1
1
1
1
1
1
1
1
1
1
1
1
1
1
1
1
1
1
1
1
1
1
1
1
1
1
1
1
1
1
1

HP Part Number 85662-60014
A3A1
Trigger
Description
Mti
Mfr Part
Code Number
TRANSISTOR PNP 213799 SI TO-18 PD=360MW
TRANSISTOR NPN SI TO-18 PD=360MW
TRANSISTOR NPN
2N3053S
SI TO-39
PD=lW
RESISTOR 1.5371: +-O-25%
.125W
TF
TC=D+-5
RESISTOR
7.35K
+-0.25%
.125W
TF TC=O+-50
0471:
0471:
0471:
19701
19701
2N3053S
5033R
5033R
RESISTOR
10K
+-0.25%
.125W
TF
TC=O+-100
19701
50338
RESISTOR
3.16K
+-1%
.125W
TF
TC=O+-100
19701
SFR25H
RESISTOR 3.16K +-1%
.125W
TF TC=O+-100
19701
SFR25H
RESISTOR 3.16K +-1%
.125W
TF TC=O+-100
19701
SFR25H
RESISTOR 3.16K +-1%
.125W
TF TC=O+-100
19701
SFR25H
RESISTOR
3.16K
+-I%
.125W
TF TC=D+-100
19701
SFR25H
RESISTOR
3.16K
+-1%
.125W
TF
TC=O+-100
19701 SFR25H
RESISTOR 3.16K +-1%
.125W
TF TC=O+-100
19701
SFR25H
RESISTOR 50K +-0.5%
.125W
TF TC=O+-100
91637
CMF-55-1. T-l
RESISTOR
22.3K
+-0.5%
.125W
TF TC=O+-50
19701 5033R
RESISTOR 4.07K +-0.5%
.125W
TF TC=O+-50
19701 5033R
RESISTOR 200K +-0.5%
.125W
TF TC=O+-100
91637 CMF-55-1. T-l
?ESISTOR
511
+-1X
.125W
TF TC=O+-100
19701
SFR25H
tESISTOR
1K
+-1%
.125W
TF TC=O+-100
19701 SFR25H
7ESISTOR
1.96K
1%
.125W
TF TC=O+-100
19701
SFR25H
?ESISTOR
196 1%
.125W
TF TC=O+-100
19701
SFR25H
ZESISTOR
11K
+-1%
.125W
TF TC=O+-100
19701
SFR25H
{ESISTOR
1.47K
+-1%
.125W
TF TC=O+-100
19701
SFR25H
IESISTOR
IK
+-1%
.125W
TF TC=D+-100
19701
SFR25H
lESISTOR
1K
+-1%
.125W
TF TC=D+-100
19701 SFR25H
lESISTOR
1K
+-1%
.125W
TF TC=O+-100
19701
SFR25H
RESISTOR
1OOK
+-1%
.125W
TF TC=O+-100
19701 SFR25H
RESISTOR
12.1K
+-1%
.125W
TF TC=O+-100
19701 SFR25H
RESISTOR
14.7K
1%
.125W
TF TC=O+-100
19701
SFR25H
RESISTOR
3.16K
+-1%
.125W
TF
TC=O+-100
19701 SFR25H
RESISTOR
1.96K
1%
.125W
TF TC=O+-100
19701
SFR25H
RESISTOR
IK
+-1%
.125W
TF
TC=D+-100
19701
SFR25H
?ESISTOR
1K
+-1%
.125W
TF
TC=O+-100
19701
SFR25H
7ESISTOR
511 +-1%
.125W
TF TC=O+-100
19701 SFR25H
IESISTOR
14.7K
1%
.125W
TF
TC=O+-100
19701
SFR25H
tESISTOR
196 1%
.125W
TF
TC=O+-100
19701
SFR25H
ZESISTOR-TRMR
20K 10% WW SIDE-ADJ 20-TRN
32997
3005P-DM3-203
IESISTDR
14.7K
1%
.125W
TF TC=O+-100
19701
SFR25H
IESISTOR
215 1%
.125W
TF
TC=O+-100
19701
SFR25H
IESISTOR
348 1%
.125W
TF TC=O+-100
19701
SFR25H
lESISTOR
3.16K
+-1%
.125W
TF
TC=O+-ID0
19701
SFR25H
[ESISTOR
14.7K
1%
.125W
TF
TC=O+-100
19701 SFR25H
lESISTOR
5.11K
+-I%
.125W
TF TC=O+-100
19701
SFR25H
lESISTOR
1.47K
+-1%
.125W
TF TC=O+-100
19701 SFR25H
[ESISTOR
1K
+-1%
.125W
TF TC=O+-100
19701
SFR25H
!ESISTOR
511 +-1%
.125W
TF TC=O+-100
19701 SFR25H
!ESISTOR
511 +-1%
.125W
TF TC=O+-100
19701
SFR25H
!ESISTOR
IOK
+-1%
.125W
TF
TC=O+-100
19701 SFR25H
*Indicates
factoyelected
vaiue
Reference
Designatior
HP Part
Number
A3AlQ13 1853-0451
A3AlQ14 1854-0404
A3AlQ15 1854-0039
AJAlRl 0698-6863
A3AlR2 0698-6867
A3AlR3 0698-7794
A3AlR4 0757-0279
A3AlR5 0757-0279
A3AlR6 0757-0279
A3AlR7 0757-0279
A3AlR8 0757-0279
A3AlR9 0757-0279
A3AlRlO
0757-0279
A3AlRll D698-5573
A3AlR12 3698-8014
A3AlR13 3698-6840
A3AlR14 1698-6217
A3AlR15 3757-0416
A3AlR16
1757-0280
A3AlR17 1698-0083
A3AlR18 1698-3440
A3AlR19
1757-0443
A3AlR2D
1757-1094
A3AlR21
1757-0280
A3AlR22
1757-0280
A3AlR23
A3AlR24
A3AlR25
A3AlR26
A3AlR27
1757-0280
D757-0465
D757-0444
0698-3156
3757-0279
A3AlR28 3698-0083
A3AlR29 3757-0280
A3AlR30 1757-0280
A3AlR31 1757-0416
A3AlR32 1698-3156
A3AlR33 1698-3440
A3AlR34
!lOO-1972
A3AlR35 1698-3156
A3AlR36
1698-3441
A3AlR37
1698-3445
A3AlR40
1757-0279
A3AlR41
1698-3156
A3AlR42
1757-0438
A3AlR43
1757-1094
A3AlR45
1757-0280
R3AlR46
1757-0416
43AlR47
1757-0416
43AlR48
1757-0442
85662-60014
Parts List
Page 2 of 4
M
1
1
1
1
1
1
1
1
1
1
1
1
1
1
1
1
1
1
1
1
1
1
1
1
1
1
1
1
1
1
1
1
1
1
1
1
1
1
1
1
1
1
1
1
1
1
1
1

HP Part Number 85662-60014
A3A1
Trigger
Description
Mfr
Mfr Part
Code Number
RESISTOR
13.3K
+-1%
.125W
TF TC=O+-100
19701
SFR25H
RESISTOR
1.5M
5%
.25W
CF TC=O-900
2M627 R-25J
RESISTOR
10K
+-1%
.125W
TF TC=O+-100
19701 SFR25H
RESISTOR 464K 1%
.125W
TF TC=O+-100
19701
SFR25H
RESISTOR
3.16K
+-1%
.125W
TF
TC=D+-100
19701 SFR25H
RESISTOR 10 +-1%
.125W
TF TC=O+-100
91637 CMF-55-1, T-l
RESISTOR 10 +-1%
.125W
TF TC=O+-100
91637 CMF-55-1, T-l
RESISTOR 10 +-1%
.125W
TF
TC=D+-100
91637 CMF-55-1. T-l
RESISTOR 42.2K 1%
.125W
TF TC=D+-100
19701 SFR25H
RESISTOR
1K
+-1%
.125W
TF TC=O+-100
19701 SFR25H
RESISTOR
1K
+-1%
.125W
TF TC=O+-100
19701 SFR25H
RESISTOR
1K
+-1%
.125W
TF TC=O+-100
19701 SFR25H
RESISTOR
1K
+-1%
.125W
TF TC=O+-100
19701
SFR25H
RESISTOR
2.61K
1%
.125W
TF TC=O+-100
19701
SFR25H
RESISTOR 4.221: 1%
.125W
TF TC=O+-100
19701 SFR25H
RESISTOR
6.19K
+-1%
.125W
TF
TC=O+-100 19701 SFR25H
RESISTOR
31.6K
1%
.125W
TF TC=O+-100
19701
SFR25H
RESISTOR
10K
+-1%
.125W
TF
TC=O+-100
19701
SFR25H
RESISTOR 422 1%
.125W
TF TC=D+-100
19701
SFR25H
RESISTOR 28.71: 1%
.125W
TF TC=O+-100
19701 SFR25H
CONNECTOR-SGL CONT PIN
1.14~MM-BSC-SZ
SQ 27264 16-06-0034
CONNECTOR-SGL CONT PIN
1.14-MM-BSC-SZ
SQ
27264 16-06-0034
CONNECTOR-SGL CONT PIN
1.14-MM-BSC-SZ
SQ
27264 16-06-0034
CONNECTOR-SGL CONT PIN
1.14-MM-BSC-SZ
SQ 27264 16-06-0034
CONNECTOR-SGL CONT PIN
1.14-MM-BSC-SZ
SQ 27264 16-06-0034
IC
MV TTL LS MONOSTBL
RETRIG
DUAL
01295 SN74LS123N
IC GATE TTL LS NAND QUAD
P-INP 01295 SN74LS26N
IC DCDR TTL LS
2-TO-4-LINE
DUAL
01295 SN74LS139AN
IC FF TTL LS D-TYPE POS-EDGE-TRIG PRESET
01295 SN74LS74AN
IC FF TTL LS D-TYPE POS-EDGE-TRIG COM CL
01295 SN74LS174N
IC FF TTL LS D-TYPE POS-EDGE-TRIG COM CL
01295 SN74LS174N
IC INV TTL HEX
l-INP 01295 SN7406N
IC OP AMP LOW-BIAS-H-IMPD TO-99 PKG
27014 LF356H
IC MV TTL LS MONDSTBL
RETRIG
DUAL
01295 SN74LS123N
IC FF TTL LS J-K NEG-EDGE-TRIG PRESET/CL
01295 SN74LS112AN
IC GATE TTL LS AND QUAD
E-INP 01295 SN74LS08N
IC FF TTL LS D-TYPE POS-EDGE-TRIG PRESET
01295 SN74LS74AN
IC COMPARATOR HS TO-99 PKG
27014 LM306H
IC DP AMP LOW-BIAS-H-IMPD TO-99 PKG
27014 LF356H
IC SCHMITT-TRIG TTL LS NAND QUAD 2-INP
01295 SN74LS132N
IC MUXR/DATA-SEL TTL LS
8-TO-l-LINE
8-IN
01295 SN74LS25lN
IC GATE TTL LS NAND QUAD 2-INP
01295 SN74LSOON
IC DCDR TTL LS
3-TO-8-LINE
3-INP
DIODE-ZNR
17.8V
5% DO-35 PD=.4W
DIODE-ZNR
17.8V
5% DO-35
PD=.4W
DIODE-ZNR
12.1V
5% DO-35
PD=.4W
DIODE-ZNR
5.11V
5% DO-35 PD=.4W
01295
04713
04713
04713
04713
SN74LS138N
*Indicates factory-selected value
85662-60014
Parts List
Page 3 of 4
Reference
Designation
HP Part
Number
A3AlR49 0757-0289
2
A3AlR50
0683-1555
C
A3AlR51 0757-0442
9
A3AlR52 0698-3260
9
A3AlR53 0757-0279
a
A3AlR54 0757-0346
2
A3AlR55 0757-0346
2
A3AlR56 0757-0346
2
A3AlR58 0698-3450
9
A3AlR59 0757-0280
3
A3AlR60
0757-0280
3
A3AlR61 0757-0280
3
A3AlR62
A3AlR65
A3AlR66
A3AlR67
A3AlR68
0757-0280
3
0698-0085
0
0698-3154
0
0757-0290
5
0698-3160
8
A3AlR69 0757-0442
9
A3AlR71 0698-3447
4
A3AlR72*
0698-3449
6
A3AlTP1 1251-0600
0
A3AlTP2 1251-0600
0
A3AlTP3
A3AlTP4
A3AlTP5
ASAlUl
A3AlU2
1251-0600
0
1251-0600
0
1251-0600
0
1820-1423
4
1820-1417
6
A3AlU3 1820-1281
A3AlU4 1820-1112
A3AlU5 1820-1196
A3Al
U6
1820-1196
A3AlU7 1820-0471
A3AlU8
1826-0319
A3AlU9 1820-1423
A3AlUlO
1820-1212
A3AlUll 1820-1201
A3AlU12 1820-1112
A3AlU13 1820-0475
A3AlU14 1826-0319
A3AlU15 1820-1425
A3AlU16 1820-1298
A3AlU17 1820-1197
A3AllJ18
1820-1216
AJAlVRl 1902-3224
A3AlVR2 1902-3224
A3AlVR3 1902-3182
A3AlVR4 1902-0041
2
B
B
6
D
7
4
9
6
6
0
7
6
1
3
3
1
1
3
1
-
Ml
-
1
1
1
1
1
1
1
1
1
1
1
1
1
1
1
1
1
1
1
1
1
1
1
1
1
1
1
1
1
1
1
1
1
1
1
1
1
1
1
1
1
1
1
1
1
1
1
-

Reference
Designatior
A3AlVR5
HP Part
Number
1902-0041
HP Part Number 85662-60014
A3A1
Trigger
Description
DIODE-ZNR 5.11V 5% DO-35
PD=.4W
85662-60014 Parts List
Page4of4
*Indicates
factory-seZected
value
Mfr
Code
04713
Mfr Part
Number

HP Part Number 85662-60244
A3Al Trigger
Reference HP Part C
Designation Number
DQty
I
I
Description
A3A1
85662-60244
4
1
TRIGGER BOARD ASSEMBLY
(SERIAL PREFIX:
3004~)
~
%)
,,,,,~~
A3AlCl 0160-0174
9
1
CAPACITOR-FXD
.47UF
+80-20% 50VDC CER
04222
A3AlC2 0160-0174
9
1
CAPACITOR-FXD
.47UF
+80-20%
SOVDC
CER
04222
A3AlC3 0160-2252
8
1
CAP-FXD
6.2pF
500 V
52763
A3AlC4
0140-0233
9
1
CAPACITOR-FXD 480PF +-1% BOOVDC MICA
D+7
09023
A3AlC5
0160-4314
7
1
CAPACITOR-FXD
.05UF
+-1% 200VDC MET-POLY
84411
SR835E474ZAAH
SR835E474ZAAH
CD15FD481FD3
HEW-415
A3AlC6
0160-2307
A3AlC7 0160-0155
A3AlC8
0160-4084
A3AlC9 0160-4084
A3AlCll
0160-3456
4
1
CAPACITOR-FXD 47PF +-5X 300VDC MICA
-2O/
6
1
CAPACITOR-FXD 3300PF +-lo%
ZOOVDC
POLYE
8
1
CAP-FXD
O.luF
50 V
8
1
CAP-FXD
O.luF
50 V
6
1
CAPACITOR-FXD
1OOOPF
+-10%
1KVDC
CER
09023
84411
56289
56289
CD15ED470J03
HEW-238M
lC20X7R104M050B
1C20X7R104M050B
808-542
X5E
102K
A3AlC12
0180-0197
8
1
CAPACITOR-FXD
2.2UF+-10%
20VDC TA
56289
150D225X9020A2-DYS
A3AlC14
0180-0197
8
1
CAPACITOR-FXD
2.2UF+-10%
PDVDC
TA
56289 150D225X9020A2-DYS
A3AlC15
0180-0374
3
1
CAPACITOR-FXD
lOUF+-10%
ZOVDC
TA
56289 150D106X9020B2-DYS
A3AlC16
0180-0197
8
1
CAPACITOR-FXD
2.2UF+-10%
EOVDC
TA
56289 150D225X9020A2-DYS
A3AlC17 0180-0197
8
1
CAPACITOR-FXD
2.2UF+-10%
ZOVDC
TA
56289
150D225X9020A2-DYS
A3AlC18
0180-0197
A3AlC19 0180-0197
A3AlC20
0160-0174
A3AlC23 0180-0197
A3AlC27
0160-2055
56289
56289
04222
56289
150D225X9020A2-DYS
150D225X9020A2-DYS
SR835E474ZAAH
150D225X9020A2-DYS
805-504
Y5V
1032
A3AlC28
0160-2055
A3AlC29 0160-2055
A3AlCRl 1901-0535
A3AlCR2 1901-0535
A3AlCR3 1901-0535
8
1
CAPACITOR-FXD
2.2UF+-10%
ZDVDC
TA
8
1
CAPACITOR-FXD
2.2UF+-10%
20VDC TA
9
1
CAPACITOR-FXD
.47UF
+80-20% 50VDC CER
8
1
CAPACITOR-FXD
2.2UF+-10%
20VDC TA
9
1
CAPACITOR-FXD
.OlUF
+80-20%
1OOVDC
CER
9
1
CAPACITOR-FXO
.OlUF
+80-20%
1OOVDC
CER
9
1
CAPACITOR-FXD
.OlUF
+80-20%
1OOVDC
CER
9
1
DIODE-SCHOTTKY SM SIG
9
1
DIODE-SCHOTTKY SM SIG
9
1
DIODE-SCHOTTKY SM SIG
A3AlCR4
1901-0535
A3AlCR5
1901-0040
A3AlCR6
1901-0179
A3AlLl 9140-0114
A3AlL2
9140-0114
9
1
DIODE-SCHOTTKY SM SIG
1 1
DIODE-SWITCHING 30V 50MA 2NS DO-35
7 1
DIODE-SWITCHING 15V 50MA 750PS DO-7
4
1
INDUCTOR RF-CH-MLD
1OUH
+-lo%
.166D-INX.
4
1
INDUCTOR RF-CH-MLD
1OUH
+-lo%
.166D-INX.
71468
27014
99800
99800
805-504
Y5V
1032
805-504
Y5V
1032
FD777
1537-36
1537-36
A3AlL3 9140-0114
A3AlMPl 1480-0073
A3AlMP2
4040-0749
A3AlQl 1854-0882
A3AlQ2
1854-0882
4
1
INDUCTOR RF-CH-MLD
1OUH
+-lo%
.166D-INX.
6
1
PIN-ROLL
.062-IN-DIA
.25-IN-LG BE-CU
4 1
EXTR-PC BD BRN POLYC
.062-IN-8D-THKNS
l-
B 1
TRANSISTOR NPN
PD9DOMW
FT=POOMHZ
8
1
TRANSISTOR NPN
PDdOOMW
FT=LOOMHZ
99800 1537-36
72962
99-012-062-0250
56289
56289
A3AlQ3 1853-0281
9 1
TRANSISTOR PNP
2N2907A
SI TO-18
PD=400MW 04713
A3AlQ4
1854-0404
0
1
TRANSISTOR NPN SI TO-18 PD=36DMW
04713
A3AlQ5
1853-0281
9
1
TRANSISTOR PNP
2N2907A
SI TO-18 PD=4OOMW
04713
A3AlQ6
1854-0404
0
1
TRANSISTOR NPN SI TO-18 PD=360MW
04713
A3AlQ7 1855-0020
8
1
TRANSISTOR J-FET N-CHAN D-MODE TO-18 SI
04713
A3AlQ8
1855-0020
A3AlQ9 1855-0020
A3AlQlO
1853-0034
AJAlQll 1854-0404
A3AlQ12 1854-0345
8
1
TRANSISTOR J-FET N-CHAN D-MODE TO-18 SI
8 1
TRANSISTOR J-FET N-CHAN D-MODE TO-18 SI
0
1
TRANSISTOR PNP SI TO-18 PD=360MW
0
1
TRANSISTOR NPN SI TO-18 PD=360MW
8 1
TRANSISTOR NPN
2N5179
SI TO-72 PD=LOOMW
04713
04713
04713
04713
04713
2N2907A
2N2907A
SFE793
SFE793
SFE793
2N5179
*Indicates factory-selected value
85662-60244
Parts List
Page 1 of 4

HP Part Number 85662-60244
A3A1
Trigger
Description
Mfr
Code
TRANSISTOR PNP
2N3799
SI TO-18 PD=360MW
TRANSISTOR NPN SI TO-18 PD=36OMW
TRANSISTOR NPN
2N3053S
SI TO-39
PD=lW
RESISTOR
1.537K
+-0.25%
.125W
TF TC=D+-5
RESISTOR 7.351: +-0.25%
.125W
TF TC=O+-50
0471:
0471:
0471:
19701
19701
Mfr
Part
Number
2N3053S
5033R
5033R
RESISTOR
10K
+-0.25%
.125W
TF TC=O+-100
19701
5033R
RESISTOR 3.16K +-1%
.125W
TF TC=D+-100
19701
SFR25H
RESISTOR 3.16K +-1%
.125W
TF TC=O+-100
19701
SFR25H
RESISTOR 3.16K +-1%
.125W
TF TC=O+-100
19701
SFR25H
RESISTOR 3.16K +-1%
.125W
TF TC=O+-100
19701 SFR25H
RESISTOR 3.16K +-1%
.125W
TF TC=O+-100
19701 SFR25H
RESISTOR 3.16K +-1%
.125W
TF TC=O+-100
19701 SFR25H
RESISTOR 3.16K +-1X
.125W
TF TC=O+-100
19701 SFR25H
RESISTOR 50K +-0.5%
.125W
TF
TC=O+-100
91637
CMF-55-1, T-l
RESISTOR 22.3K +-0.5%
.125W
TF TC=O+-50
19701
5033R
RESISTOR 4.07K +-0.5%
.125W
TF TC=D+-50
19701 5033R
RESISTOR 200K +-0.5%
.125W
TF TC=O+-100
91637 CMF-55-1, T-l
RESISTOR 511 +-1%
.125W
TF TC=O+-100
19701 SFR25H
RESISTOR
1K
+-1%
.125W
TF TC=D+-100
19701 SFR25H
RESISTOR
1.96K
1%
.125W
TF TC=D+-100
19701 SFR25H
RESISTOR 196 1%
.125W
TF TC=O+-100
19701 SFR25H
RESISTOR
11K
+-1%
.125W
TF TC=O+-100
19701 SFR25H
RESISTOR
1.47K
+-1%
.125W
TF TC=O+-100
19701 SFR25H
RESISTOR
1K
+-1X
.125W
TF TC=D+-100
19701
SFR25H
RESISTOR
1K
+-1%
.125W
TF TC=O+-100
19701
SFR25H
RESISTOR
1K
+-1%
.125W
TF TC=O+-100
19701 SFR25H
RESISTOR
1OOK
+-1%
.125W
TF TC=O+-100
19701 SFR25H
RESISTOR
12.1K
+-1X
.125W
TF TC=O+-100
19701 SFR25H
RESISTOR
14.7K
1%
.125W
TF
TC=O+-100
19701 SFR25H
RESISTOR 3.16K +-1%
.125W
TF TC=O+-100
19701 SFR25H
RESISTOR
1.96K
1%
.125W
TF TC=D+-100
19701 SFR25H
RESISTOR
1K
+-1%
.125W
TF
TC=D+-100
19701 SFR25H
RESISTOR
1K
+-1%
.125W
TF TC=O+-100
19701 SFR25H
RESISTOR 511 +-1%
.125W
TF
TC=O+-ID0
19701 SFR25H
RESISTOR
14.7K
1%
.125W
TF TC=O+-100
19701 SFR25H
RESISTOR 196 1%
.125W
TF TC=O+-100
19701 SFR25H
RESISTOR-TRMR 20K 10% WU SIDE-ADJ
EO-TRN 32997
3005P-DM3-203
RESISTOR
14.7K
1%
.125W
TF TC=O+-100
19701 SFR25H
RESISTOR 215 1%
.125W
TF TC=D+-100
19701 SFR25H
RESISTOR 348 1%
.125W
TF TC=O+-100
19701
SFR25H
RESISTOR 3.16K +-1%
.125W
TF TC=O+-100
RESISTOR
14.7K
1%
.125W
TF
TC=D+-100
RESISTOR 5.11K +-1%
.125W
TF TC=O+-100
RESISTOR
1.47K
+-1%
.125W
TF
TC=D+-100
RESISTOR
1K
+-1%
.125W
TF TC=O+-100
SFR25H
SFR25H
SFR25H
SFR25H
SFR25H
?ESISTOR
511 +-1%
.125W
TF
TC=D+-100
?ESISTOR
511 +-1%
.125W
TF TC=D+-100
7ESISTDR
10K
+-1%
.125W
TF TC=O+-100
19701
19701
19701
19701
19701
19701
19701
19701
SFR25H
SFR25H
SFR25H
*Indicates factory-selected value
Reference
HP
C
Designation
Number
c
A3AlQ13 1853-0451
I
A3AlQ14 1854-0404
(
A3AlQ15 1854-0039
i
A3AlRl 0698-6863
1
A3AlR2 0698-6867
I
A3AlR3
A3AlR4
A3AlR5
A3AlR6
A3AlR7
0698-7794
i
0757-0279
c
0757-0279
c
0757-0279
C
0757-0279
C
A3AlR8 0757-0279
C
A3AlR9 0757-0279
C
A3AlRlO 0757-0279
C
A3AlRll 0698-5573
1
A3AlR12 0698-8014
1
A3AlR13 0698-6840
7
A3AlR14 0698-6217
2
A3AlR15 0757-0416
7
A3AlR16 0757-0280
3
A3AlR17 0698-0083
8
A3AlR18
A3AlR19
A3AlR20
A3AlR21
A3AlR22
0698-3440
7
0757-0443
0
0757-1094
9
0757-0280
?
0757-0280
?
A3AlR23 0757-0280
3
A3AlR24 0757-0465
E
A3AlR25 0757-0444
1
A3AlR26 0698-3156
2
A3AlR27 0757-0279
0
A3AlR28 0698-0083
8
A3AlR29 0757-0280
3
A3AlR30 0757-0280
3
A3AlR31 0757-0416
7
A3AlR32 0698-3156
2
A3AlR33 0698-3440
A3AlR34 2100-1972
A3AlR35 0698-3156
A3AlR36 0698-3441
A3AlR37 0698-3445
A3AlR40 0757-0279
A3AlR41 D698-3156
A3AlR42 0757-0438
A3AlR43 0757-1094
A3AlR45 3757-0280
R3AlR46 3757-0416
43AlR47 3757-0416
43AlR48 3757-0442
7
3
2
B
2
0
2
3
3
3
7
7
3
85662-60244
Parts
Lit
Page2of4
at
-
1
1
1
1
1
1
1
1
1
1
1
1
1
1
1
1
1
1
1
1
1
1
1
1
1
1
1
1
1
1
1
1
1
1
1
1
1
1
1
1
1
1
1
1
1
1
1
1

HP Part Number 85662-60244
A3Al Trigger
Description
Mfr
Mfr Part
Code Number
RESISTOR
13.3K
+-1%
.125W
TF TC=O+-100
19701
SFR25H
RESISTOR
1.5M
5%
.25W
CF TC=O-900
2M627
R-25J
RESISTOR
10K
+-1%
.125W
TF TC=O+-100
19701
SFR25H
RESISTOR 464K 1%
.125W
TF TC=O+-100
19701
SFR25H
RESISTOR
3.16K
+-1%
.125W
TF TC=O+-100
19701
SFR25H
RESISTOR 10 +-1%
.125W
TF
TC=O+-100
91637 CMF-55-1, T-l
RESISTOR 10 +-1%
.125W
TF TC=O+-100
91637 CMF-55-1, T-l
RESISTOR 10 +-1%
.125W
TF TC=O+-100
91637 CMF-55-1, T-l
RESISTOR
42.2K
1%
.125W
TF TC=O+-100
19701 SFR25H
RESISTOR
1K
+-1%
.125W
TF TC=O+-100
19701 SFR25H
RESISTOR
1K
+-I%
.125W
TF TC=O+-100
19701 SFR25H
RESISTOR
1K
+-1%
.125W
TF TC=O+-100
19701 SFR25H
RESISTOR
1K
+-1%
.125W
TF TC=D+-100
19701
SFR25H
RESISTOR
2.61K
1%
.125W
TF TC=O+-100
19701 SFR25H
RESISTOR
4.22K
1%
.125W
TF
TC=O+-ID0
19701
SFR25H
RESISTOR
6.19K
+-1X
.125W
TF TC=O+-100
19701 SFR25H
RESISTOR
31.6K
1%
.125W
TF TC=O+-100
19701 SFR25H
?ESISTDR
10K
+-1%
.125W
TF TC=O+-100
19701
SFR25H
?ESISTOR
422 1%
.125W
TF TC=O+-100
19701 SFR25H
?ESISTOR
16.2K
1%
.125W
TF TC=O+-100
19701
SFR25H
:ONNECTDR-SGL
CONT PIN
1.14-MM-BSC-SZ
SQ 27264 16-06-0034
:ONNECTOR-SGL
CONT PIN
1.14-MM-BSC-SZ
SQ
27264 16-06-0034
:ONNECTOR-SGL
CONT PIN
1.14-MM-BSC-SZ
SQ
27264 16-06-0034
:ONNECTOR-SGL
CONT PIN
1.14-MM-BSC-SZ
SQ 27264 16-06-0034
:ONNECTOR-SGL
CONT PIN
1.14-MM-BSC-SZ
SQ 27264 16-06-0034
[C
MY TTL LS MONOSTBL
RETRIG
DUAL
01295 SN74LS123N
[C
GATE TTL LS NAND QUAD 2-INP
01295 SN74LS26N
[C
DCDR TTL LS
2-TO-4-LINE
DUAL
01295 SN74LS139AN
[C
FF TTL LS D-TYPE POS-EDGE-TRIG PRESET
01295 SN74LS74AN
[C
FF TTL LS D-TYPE POS-EDGE-TRIG COM CL
01295 SN74LS174N
!C
FF TTL LS D-TYPE POS-EDGE-TRIG COM CL
01295 SN74LS174N
:C INV TTL HEX l-INP 01295 SN7406N
:C
OP AMP LOW-BIAS-H-IMPD TO-99 PKG
27014 LF356H
:C
MV TTL LS MDNOSTBL
RETRIG
DUAL
01295 SN74LS123N
IC FF TTL LS J-K NEG-EDGE-TRIG PRESET/CL 01295 SN74LS112AN
IC GATE TTL LS AND QUAD
2-INP 01295 SN74LSOBN
IC FF TTL LS D-TYPE PDS-EDGE-TRIG PRESET 01295 SN74LS74AN
IC
COMPARATOR HS TO-99 PKG
27014 LM306H
IC
OP AMP LOW-BIAS-H-IMPD TO-99 PKG
27014 LF356H
IC
SCHMITT-TRIG TTL LS NAND QUAD 2-INP
01295 SN74LS132N
IC
MUXR/DATA-SEL TTL LS 8-TO-l-LINE 8-IN
01295 SN74LS251N
[C
GATE TTL LS NAND QUAD
P-INP 01295 SN74LSOON
IC
DCDR TTL LS
3-TO-8-LINE
3-INP
IIODE-ZNR
17.8V
5% DO-35 PD=.4W
)IODE-ZNR
17.8V
5% DO-35
PD=.4W
)IODE-ZNR
12.1V
5% DO-35
PD=.4W
IIODE-ZNR
5.11V
5% DO-35
PD=.4W
01295
04713
04713
04713
04713
SN74LS138N
*Indicates facto y-selected value
85662-60244 Parts List
Page 3 of 4
Reference
Designatior
HP Part
Number
C
t
A3AlR49
0757-0289
,
A3AlR50
0683-1555
I
A3AlR51 0757-0442
!
A3AlR52 0698-3260
c
A3AlR53
0757-0279
(
A3AlR54
0757-0346
i
A3AlR55
0757-0346
i
A3AlR56
0757-0346
i
A3AlR58
0698-3450
C
A3AlR59
0757-0280
:
A3AlR60
0757-0280
:
A3AlR61 0757-0280
:
A3AlR62
0757-0280
?
A3AlR65
0698-0085
C
A3AlR66
0698-3154
C
A3AlR67 0757-0290
E
A3AlR68
3698-3160
i
A3AlR69 3757-0442
9
A3AlR71 3698-3447
4
A3AlR72*
3757-0447
4
A3AlTPl 1251-0600
0
A3AlTP2
1251-0600
0
A3AlTP3
A3AlTP4
A3AlTP5
A3AlUl
A3Al
U2
L251-0600
0
L251-0600
0
1251-0600
0
1820-1423
4
1820-1417
6
A3AlU3
A3AlU4
A3AlU5
A3AlU6
A3AlU7
.82D-1281
.B20-1112
.820-1196
.820-1196
.820-0471
R3AlU8
93AlU9
A3AlUlO
A3AlUll
A3AlU12
.826-0319
7
.82D-1423
1
1820-1212
9
1820-1201
6
1820-1112
a
A3AlU13
1820-0475
4
A3AlU14
1826-0319
7
A3AlU15
1820-1425
6
A3AlU16
1820-1298
1
A3AlU17 1820-1197
9
A3AlUlB
A3AlVRl
A3AlVR2
A3AlVR3
A3AlVR4
1820-1216
3
1902-3224
1
1902-3224
1
!902-3182
0
1902-0041
4
It
1
1
1
1
1
1
1
1
1
1
1
1
1
1
1
1
1
1
1
1
1
1
1
1
1
1
1
1
1
1
1
1
1
1
1
1
1
1
1
1
1
1
1
1
1
1
1

HP Part Number 85662-60244
Reference
Designatior
A3AlVR5
HP Part
Number
1902-0041
85662-60244
Parts List
Page 4 of 4
A3A1
Trigger
Description
DIODE-ZNR
5.11V
5% DO-35 PD=.4W
*Indicates facto y-selected value
Mfr
Code
0471:
Mfr Part
Number


-2
co
-0
0 .
OU
Ul8
i
zi
E
0
s
ul
r
U15
0
US u4
c
2
-
U
U16
LK
UlO
US
---Lo
w
R71
El
R72
r-
1
P
FSZ
2
A
LRTRC
TRIG
4
*
HSWP
‘R34
SWP
OFFSET
A3Al
Trigger Component Locations, 85662-60014, 85662-60244


A3A2
A3A2 Intensity Control, Circuit Description
A3A2 Intensity Control provides the following functions:
n
It receives AX and AY signals from A3A3 Line Generator, approximates the line length,
and controls the Z-axis level to the display.
n
It sets and controls the duration of the Line Generator drawing period, which is either 4
pus
or 19
ps,
depending on the approximate line length.
w
It provides drive signals to Line Generator switches.
n
It controls all display blanking.
n
It multiplexes digital storage (Line Generator) X, Y, Z, and blanking with direct display of
fast sweep, video, fast sweep Z, and retrace blanking.
Intensity level is modulated as a function of AX and AY. The Line Generator Z-Axis circuit
receives AX and AY from
A3A3
Line Generator. The magnitudes of AX and AY are
summed together to approximate line length. The output of the Line Generator Z-Axis circuit
goes to the Bright circuit, which sets the Z-axis signal to maximum when bright lines are
drawn. The signal from the Bright circuit is multiplexed with the FSZ signal from
A3Al
Trigger and becomes the Z signal to the display. The Z signal also goes to the AUX Z circuit,
where Z and AUX BLANK are combined to form the AUX Z signal.
The line length approximation form the Line Generator Z-Axis circuit goes to the Long Line
Comparator, which decides whether the line should be drawn as a long line (19
ps
drawing
time) or a short line (4
ps
drawing time). This decision is stored at the Input Register
and sent to the A3A3 Line Generator as the LLL signal. It goes with LGCLK to the Long
Line/Short Line Timing circuit, which generates the timing signals necessary to control the
Line Generator setup and drawing periods. The signal INTR is used by A3A6 Main Control
to determine when to send new X and Y values to the Line Generator. The timing signals also
go to the Integrator Switch Driver and to the Sample and Hold Driver, which form the drive
signals needed for the Line Generator.
Control of display blanking begins at the Input Register. Blank and blink information is held
in the register during the line drawing period. The Blanking Logic circuit controls all display
blanking. It unblanks, blanks, or blinks lines as required by the Input Register. It multiplexes
digital storage blanking with fast-sweep retrace blanking.
Fast Scan Trigger Detect and Bus Buffer circuits are used to provide information to A3A6
Main Control to create the digital storage display.
A3A2
1

Line Generator Z-Axis
@
AX and AY are received from A3A3 Line Generator.
U17
and associated circuitry is a
magnitude detector. For positive AX, CR1 is forward biased, U17 output goes negative, and
CR2 cathode is at 0 V. For negative AX, CR1 is reverse biased, U17 output goes positive,
and CR2 cathode is -AX volts (or/AXl).
S’
mce
R15=2R7=Rl,
the signal at CR5 anode due
to AX alone is
-lAXI.
When added to the output of the AY magnitude detector, the signal
at CR5 anode is
(-/AXI-lAYI),
hi h
w c is a rough approximation of line length. The signal at
CR7 anode is equal to the signal at CR5 anode except when CR5 anode is more positive than
-0.1 V. R16 and R17 prevent CR7 anode from rising above -0.1 V.
The line length
signal(-lAXI-lAYI)
is sampled by U5 during the setup period of A3A3 Line
Generator. Switches Q2 and Q4 are closed during sampling. The signal is held on C3 during
the drawing period. Switches
Ql
and Q3 are closed during the hold mode.
For dim lines, the DIM signal is high, and switch A of analog switch
UlA
is closed to lower
the gain of the Sample and Hold circuit.
UlA
switch D is closed during long lines (19
ps
drawing period).
Bright
@
For bright lines (BRIGHT signal high), switch C of
UlB
is closed to set the signal LGZ to
+2
v.
Digital Storage/Fast Scan
MUX
@I
This circuit provides multiplexing between the digital storage display (Line Generator) and
the fast scan display (video and fast sweep). For the digital storage display, LGX, LGY, and
LGZ are connected to X, Y, and Z by U15 and U14. For the fast scan display, FS OUT (fast
sweep output), VIDEO, and FSZ (fast sweep Z axis) are selected.
Long Line Comparator
@
The Long Line Comparator receives the line length approximation from CR7 cathode and
compares it with the long-line threshold (LL THRESHOLD adjustment
high when the approximation has greater magnitude than the threshold.R12). U4 pin 7 goes
Input Register
@
The signal from the Long Line Comparator and line intensity information are stored in the
Input Register when a positive edge occurs on the INTR line. The Input Register is updated
for each line drawn on the display. Signal FS is used to select the fast scan display (fast sweep
and video).
2
A3A2

Blink
@
The output of U12 is a 1 Hz signal with a 90 percent duty cycle. When enabled by the
BLINK command stored in the Input Register, this signal causes display blinking.
Long Line/Short Line Timing
@
This circuit receives signal LGCLK from
A3A7
Interface and signal LL from the Input
Register. It generates signal INTR, which is a string of 1
ps
pulses. When LL is low the
pulses are spaced 5
ps
apart; when LL is high the pulses are 20
ps
apart. This provides the
timing signals for the 4 and 19
11s
Line Generator drawing periods and 1
ps
setup period.
Integrator Switch Driver
@
This circuit provides the drive signals for the Integrator switches in A3A3 Line Generator.
Q13 and Q14 form a complementary driver. When the input is low, Q13 is on and Q14 is off,
setting INTG to -5 V and LINTG to 4.7 V nominal. When the input is high, Q13 is off and
14 is on, setting INTG to +7.3 V nominal and LINTG to -5 V.
Sample and Hold Switch Driver
GJ
This circuit provides the drive signals for the Sample and Hold circuits of the Line Generator
X, Y, and Z axes.
QlO
and Q12 form a complementary driver. A -9.6 V reference is provided
by
Qll
and associated circuitry.
Q9
is a level translator. When
Ull
pin 11 goes low,
Q9
collector goes to
-10.3 V, turning
QlO
off and Q12 on. Signals HLDX and HLDY go to 0 V,
and signal SMPL goes to -7.6 V nominal. When
Ull
pin 11 goes high,
Q9
collector goes to
-8.9 V, turning
QlO
on and Q12 off. SMPL goes to 0 V and
QlO
collector goes to -8.4 V
nominal. Potentiometers R50 (X S&H BAL) and R51 (Y S&H BAL) are used to adjust the
HLDX and HLDY drive levels to A3A3 Line Generator. Cl8 and Q5 speed the rise time of
the HLDX and HLDY signals. As
Ull
pin 11 goes from high to low, the base of
Q5
goes low,
causing Q5 to turn on and the HLDX and HLDY signals to rise almost instantaneously.
Blanking Logic
@
This circuit provides all display blanking. It muliplexes the retrace blanking of the fast scan
display (direct video and fast sweep) with the digital storage blanking. For the digital storage
display it provides blanking or unblanking as specified by signals LLGBLANK, BLINK,
DOTEN, and INTR. R30, R27, C16, R28, R32, and Cl5 are delay circuits which match the
delay of the LBLANK signal to the delay of the Line Generator. R31, R29, and Cl4 match
the retrace blanking delay to the fast sweep delay.
AUX Z
@
The AUX Z circuit receives the LBLANK signal from the Blanking Logic and the Z signal
from the Digital Storage/Fast Scan M
UX
. It generates the AUX BLANK and AUX Z signals.
R65 and R62 convert the 0 to 2 V range of Z to the 0 to 1 V range necessary for variation of
AUX Z intensity. U8 is a voltage follower with
QS
providing a high current output.
Blanking causes the AUX Z signal to drop to -1 V or less. When AUX BLANK goes high,
Q7 turns off and
QS
turns on, causing AUX Z to go negative. When AUX BLANK IS LOW,
Q7 is on and
QS
is off.
A3A2
3

Fast Scan Trigger Detect
@I
This circuit is used to detect the occurrence of a fast scan trigger. When LRTRC, the retrace
signal, goes high, a fast scan has been triggered. Flip-flop
U18B
is set by the positive edge of
LRTRC.
U18B
is reset by LRSTO.
Bus Buffer
(ij
This circuit buffers status signals onto the Digital Storage Bus.
A3A2 Intensity Control, Troubleshooting
The
A3A2
Intensity Control Assembly modulates the Z-Axis intensity, controls the A3A3 Line
Generator drawing period, controls the display blanking, and multiplexes Digital Storage with
the fast sweep video for sweep times less than 20 ms.
Digital Storage Test program 4 is used to troubleshoot this assembly. Table l-l lists the
voltages that are present at various nodes in the Line Generator Z-Axis
0.
Depending on
the persistence of the oscilloscope, the waveforms will appear either as dots or vertical line
segments. If any of the sample and hold FETs
A3A2
Ql
to Q4 are defective, it is easier to
replace all four than to isolate the defective component.
Table l-l. Line Generator Z-Axis Voltages
A3A2R12
Pl-36 U17 Pin 6 Pl-34 U16 Pin 6
U9Pin6 U5Pin6
LL (CW)
$2 V to -6 V
-0.5
V to +6
V $2
V to -9
V
-0.5
V to
+9
V 0 to $9 V
0
to +6 V
SL (CCW)
+5
V to -6 V -0.5 V to
+6
V
+2
V to -9 V -0.5 V to
+9
V 0 to
+9
v
0
to
+14
v
Disabling the blanking signal can be helpful when troubleshooting labels that are shifted from
their proper positions. This is done by grounding one input to
U7D.
This can be accomplished
without removing the board by running a jumper from ground to A3A2R32, the resistor
nearest to the
LG/FS
CAL connector, A3A2J2.
The following program draws either a horizontal or a vertical line on the CRT. It is useful for
troubleshooting problems associated with dynamic operation of the Z-Axis Line Generator. A
better understanding of the operation of the Z-Axis Line Generator will be gained by keying
in this program and observing the waveforms while reading the circuit description.
4
A3A2

Key in the following:
Instrument Preset Comments
[BLANK]
TRACE A
(BLANK]
TRACE B
@?i)
Recorder Upper Right
....................................... WRITE:
1056Hz
.......................................................
@iii7)
Recorder Lower Left
(SkipPage)
.....................................
DSPL ADRS
0 Hz
I=)
Recorder Upper Right
....................................... WRITE:
1026Hz
..................................................
Vector Command
OHz
.......................................................
..X,YPAIR
1
0 Hz
......................................................... X,Y PAIR 1
1023Hz
.................................................... ..X,YPAIR 2
OHz
....................................................... ..X,YPAIR 2
OHz
....................................................... ..X,YPAIR 3
0 Hz
....................................................... ..X,YPAIR 3
1056 Hz
[=I
Recorder Lower Left (Skip Page)
.....................................
DSPL ADRS
2048 Hz
[e)
Recorder Upper Right
....................................... WRITE:
1056Hz
....................................................... (SkipPage)
To switch to a vertical line, key in:
[SHIFT)
Recorder Lower Left
3 Hz
[SHIFT)
Recorder Upper Right
0 Hz
1023 Hz
The waveforms in Figure l-l show the voltages for the AX and X components. For a vertical
line, the waveforms are identical at the corresponding nodes in the AY and Y channels.
A3A2
5

Oscilloscope settings:
Vertical:
5V/div
Sweep Time:
lOus/div
Analyzer Settings:
A3A2R12:
Fully CCW
Oscilloscope settings:
Vertical:
SV/div
Sweep Time:
lOus/div
Analyzer Settings:
A3A2R12:
Fully CCW
Oscilloscope settings:
Vertical:
lV/div
Sweep Time:
lOus/div
Ext trigger:
A3A2P2-23
Analyzer Settings:
A3AZR12:
Fully CCW
U9 pin 6
Pl-36
U5 pin 6
Pl-36
TP4
TP6
ov
ov
a. Magnitude Detector Output
I.....
1
.
.
.
..I...
1.w
,.....
f
. . . .
/..‘.yff
. . . . .
. . .
.I
T
t
IY
.
.
.
.
. .
.
.
.
.
.
.
.
.
.
.
. .
.
.
.
. .
.
.
. .
.
.
.
.
.
.
.
ii-4
. . . . . . . . . . .
b. Sample and Hold Output
.
.
.
.
. .
.
.
.
.
.
.
.
.
.
.
.
.
.
.
.
.
.
.
. .
.
.
. .
.
.
.
.
.
.
.
.
.
.
.
.
.
.
.
.
.
-
.
.
.
.
. .
.
.
.
.
.
.
.
.
.
.
.
.
.
. .
.
.
.
.
.
.
. .
.
.
.
.
.
.
.
. . .
.
.
. .
.
.
.
.
A
.
.
.
.
.
.
.
.
.
.
.
.
.
.
.
..
.
.
.
.
.
.
.
.
.
.
.
.
.
.
.
.
.
. .
.
.
. .
.
.
.
.
.
.
.
.
-
ov
-
ov
-
ov
-
ov
c.
2
and X Outputs
Figure 1. intensity Control Waveforms
6
A3A2

HP Part Number
85662.60025
A3A2 Intensity Control
Description
Mfr Mfr Part
Code Number
BOARD ASSEMBLY, INTENSITY CONTROL
(SERIAL PREFIXES:
2403~-3001~)
2848(
85662-60025
CAPACITOR-FXD
4.7PF
+-.25PF SOOVDC CER
5276:
2RDPLX0504R7NPO
CAPACITOR-FXD
2opF +-5%
500~~~
CER
o+-30
5276:
2RDPLX05020RNPO
CAPACITOR-FXD 200PF +-5% 300VDC MICA
0+7 09022
CD15FD201J03
CAPACITOR-FXD 75PF +-5% 300VDC MICA
-2O/
09023
CD15ED750J03
CAP-FXD
O.luF
50 V
56289
lC20X7R104M050B
CAPACITOR-FXD
22UF+-10%
15VDC
TA
CAPACITOR-FXD
lOUF+-10%
EOVDC TA
CAPACITOR-FXD
lOUF+-10%
EOVDC TA
CAPACITOR-FXD
lOUF+-10%
LOVDC
TA
CAPACITOR-FXD
.OlUF
+80-20%
1OOVDC
CER
56289
56289
56289
56289
150D226X9015B2-DYS
150D106X9020B2-DYS
1500106X902082-DYS
150D106X9020B2-DYS
805-504
Y5V
1032
CAPACITOR-FXD
.OlUF
+80-20%
1OOVDC
CER
CAP-FXD
O.luF
50 V
CAPACITOR-FXD
1OPF
+-5% SOOVDC CER O+-60
CAPACITOR-FXD 20PF +-5% 500VDC CER 0+-30
CAPACITOR-FXD 68PF +-5% SOOVDC MICA
-2O/
56289
52763
52763
09023
805-504
Y5V
1032
lC20X7R104M050B
2RDPLX0501RNPO
2RDPLX05020RNPO
CD15ED680J03
CAP-FXD
O.luF
50 V
56289 lC20X7R104M050B
CAPACITOR-FXD
1OOPF
+-5x SOOVDC MICA
0+7 09023 CD15FDlOlJ03
CAP-FXD
O.luF
50 V
56289 lC20X7R104M050B
CAP-FXD
O.luF
50 V
56289 lC20X7R104M0508
CAP-FXD
O.luF
50 V
56289 lC20X7R104M050B
CAP-FXD
O.luF
50 V
56289
CAP-FXD
O.luF
50 V
56289
CAP-FXD
O.luF
50 V
56289
CAP-FXD
O.luF
50 V
56289
,AP-FXD
O.luF
50 V
56289
ZAP-FXD
O.luF
50 V
56289
ZAP-FXD
O.luF
50 V
56289
ZAP-FXD
O.luF
50 V
56289
:APACITOR-FXD
62PF
+-5X
300VDC MICA
-2O/ 09023
ZAP-FXD
O.luF
50 V
56289
:AP-FXD
O.luF
50 V
56289
:AP-FXD
O.luF
50 V
56289
:APACITOR-FXD
.OlUF
+80-20%
1OOVDC
CER
IIODE-SWITCHING 30V
50MA
2NS DO-35
)IOOE-SWITCHING
30V
5OMA
2NS DO-35
lC20X7R104M050B
lC20X7R104M050B
805-504
Y5V
1032
71468
71468
)IODE-SWITCHING
30V 50MA 2NS DO-35
IIODE-SWITCHING 30V
50MA
2NS DO-35
)IODE-SCHOTTKY
SM SIG
)IODE-SCHOTTKY
SM SIG
)IODE-SCHOTTKY
SM SIG
71468
71468 5082-2800
5082-2800
5082-2800
)IODE-SWITCHING
30V 50MA 2NS DO-35
71468
)IODE-SWITCHING
30V 50MA 2NS DO-35
71468
)IODE-SWITCHING
30V 50MA 2NS DO-35
71468
)IODE-SWITCHING
30V
50MA
2NS DO-35
71468
IIODE-SWITCHING 30V 50MA 2NS DO-35 71468
*Indicates factory-selected value
85662-60025 Parts List
Page 1 of 4
Reference
Designatior
C
1
A3A2
HP Part
Number
85662-60025
,
A3A2Cl 0160-2249
A3A2C2 0160-2264
A3A2C3 0160-3067
A3A2C4
0160-2202
A3A2C5
0160-4084
A3A2C6
0180-0228
f
A3A2C7 0180-0374
:
A3A2C8
0180-0374
:
A3A2C9 0180-0374
:
A3A2ClO
0160-2055
C
A3A2Cll 0160-2055
E
A3A2C13 0160-4084
E
A3A2C14
0160-2257
:
A3A2C15
0160-2264
i
A3A2C16
0140-0192
C
A3A2C17
0160-4084
E
A3A2C18
0160-2204
C
A3A2C19 0160-4084
E
A3A2C20
0160-4084
a
A3A2C21 0160-4084
a
A3A2C22
A3A2C23
A3A2C24
A3A2C25
A3A2C26
D160-4084
D160-4084
0160-4084
D160-4084
D160-4084
A3A2C27
3160-4084
a
A3A2C28
3160-4084
a
A3A2C29
3160-4084
8
A3A2C30
3140-0205
5
A3A2C31 3160-4084
8
A3A2C32
1160-4084
8
A3A2C33 1160-4084
8
A3A2C34
1160-2055
9
A3A2CRl L901-0040
1
A3A2CR2 L901-0040
1
A3A2CR3
A3A2CR4
A3A2CR5
A3A2CR6
A3A2CR7
L901-0040
1
1901-0040
1
1901-0518
8
1901-0518
8
1901-0518
8
A3A2CR8
.
A3A2CR9
A3A2CRlO
A3A2CRll
A3A2CR12
.901-0040
.901-0040
.901-0040
.901-0040
.901-0040
-
Qt
1
1
1
1
1
1
1
1
1
1
1
1
1
1
1
1
1
1
1
1
1
1
1
1
1
1
1
1
1
1
1
1
1
1
1
1
1
1
1
1
1
1
1
1
1
1

HP Part Number 85662-60025
Reference
Designation
I
HP Part
Number
A3A2CR13
I
1901-0040
A3A2CR14
I
!901-0040
A3A2CR15
1
.901-0518
A3A2CR16
I
.901-0518
A3A2CR17
1
.901-0040
A3A2Jl
1
250-0543
A3A2J2
1
250-0543
A3A2Ll
9
1140-0210
A3A2L2
a
18558-80011
A3A2L3
9
140-0237
A3A2L5
A3A2MP2
A3A2MP3
A3A2MP4
A3A2Ql
9
1
4
1
1
1
1
1
1
1
1
1
1
1
1
1
1’
0
0
0’
0’
0:
0:
0:
Of
Of
0;
0;
21
0
0
0
0
0'
0:
0:
0:
140-0210
480-0073
040-0750
855-0081
A3A2Q2
A3A2Q3
A3A2Q4
A3A2Q5
A3A2Q6
.855-0081
855-0081
855-0081
853-0007
854-0404
A3A2Q7
A3A2Q8
A3A2Q9
A3A2QlO
A3A2Qll
853-0034
853-0007
853-0007
854-0404
853-0007
A3A2Q12
A3A2Q13
A3A2Q14
A3A2Rl
A3A2R2
854-0404
853-0007
853-0007
757-0449
757-0449
A3A2R3
A3A2R4
A3A2R5
A3A2R6
A3A2R7
757-0449
757-0449
757-0449
757-0449
757-0442
A3A2R8
A3A2R9
A3A2RlO
A3A2Rll
A3A2R12
598-3153
398-3156
757-0442
757-0442
LOO-3354
A3A2R13
A3A2R14
A3A2R15
A3A2R16
A3A2R17*
757-0442
757-0442
757-0449
757-0438
757-0470
A3A2R18
A3A2R19
A3A2R20
757-0438
757-0280
757-0442
8566240025
Parts List
Page 2 of 4
.
I
I
I
1
i
‘
I
t
;
I
3
1
1
1
1
1
1
1
1
1
1
1
1
1
1
1
1
1
1
1
1
1
1
1
1
1
1
1
1
1
1
1
1
1
1
1
1
1
1
1
1
1
1
1
1
1
1
1
A3A2 Intensity Control
Description
Mfr
Mfr Part
Code
Number
DIODE-SWITCHING 30V 50MA 2NS DO-35
DIODE-SWITCHING 30V
50MA
2NS DO-35
DIODE-SCHOTTKY SM SIG
DIODE-SCHOTTKY SM SIG
DIODE-SWITCHING 30V 50MA 2NS DO-35
71461
7146l
7146t
CONNECTOR-RF SM-SNP
M
PC 50-OHM
CONNECTOR-RF SM-SNP
M
PC 50-OHM
INDUCTOR RF-CH-ML0
1OOUH
+-5%
.1660-INX.
FILTER COIL BLUE
INDUCTOR RF-CH-ML0 200UH +-5%
.1660-INX.
98291
51-053-0349-BE8
98291
51-053-0349-BE8
998Ot
1537-76
28481
08558-80011
99801
1537-90
INDUCTOR RF-CH-ML0
1OOUH
+-5%
.1660-INX.
PIN-ROLL
.062-IN-OIA
.25-IN-LG BE-CU
EXTR-PC BO RED POLYC
.062-IN-BO-THKNS
l-
NOT ASSIGNED
9980C 1537-76
72962
99-012-062-0250
TRANSISTOR J-FET N-CHAN O-MODE SI 34677
TRANSISTOR J-FET N-CHAN O-MODE SI
3467;
TRANSISTOR J-FET N-CHAN O-MODE SI
3467;
TRANSISTOR J-FET N-CHAN O-MODE SI
3467;
TRANSISTOR PNP
2N3251
SI TO-18 PO=360MW
0471:
TRANSISTOR NPN SI TO-18
PO=360MW
0471:
TRANSISTOR PNP SI TO-18
PO=360MW
TRANSISTOR PNP
2N3251
SI TO-18 PO=360MW
TRANSISTOR PNP
2N3251
SI TO-18 PO=360MW
TRANSISTOR NPN SI TO-18
PO=360MW
TRANSISTOR PNP
2N3251
SI TO-18 PO=360MW
TRANSISTOR NPN SI TO-18
PO=360MW
TRANSISTOR PNP 213251 SI TO-18 PO=360MW
TRANSISTOR PNP
2N3251
SI TO-18 PO=360MW
RESISTOR 20K +-1%
.125W
TF TC=O+-100
RESISTOR 20K +-1%
.125W
TF TC=O+-100
RESISTOR 20K +-1%
.125W
TF TC=O+-100
RESISTOR 20K +-1%
.125W
TF TC=O+-100
RESISTOR 20K +-1%
.125W
TF TC=O+-100
?ESISTOR
20K +-1%
.125W
TF TC=O+-100
7ESISTOR
10K
+-1%
.125W
TF TC=O+-100
7ESISTOR
3.831: 1%
.125W
TF TC=O+-100
tESISTOR
14.7K
1%
.125W
TF TC=O+-100
tESISTOR
10K
+-1%
.125W
TF TC=O+-100
IESISTOR
10K
+-1%
.125W
TF TC=O+-100
{ESISTOR-TRMR
50K 10% TKF SIDE-AOJ l-TRN
RESISTOR
10K
+-1%
.125W
TF TC=O+-100
RESISTOR
10K
+-1%
.125W
TF TC=O+-100
RESISTOR 20K +-1%
.125W
TF TC=O+-100
RESISTOR
5.11K
+-1%
.125W
TF TC=O+-100
RESISTOR 162K +-1%
.125W
TF TC=O+-100
RESISTOR
5.11K
+-1X
.125W
TF TC=O+-100
?ESISTOR
1K
+-1%
.125W
TF TC=O+-100
?ESISTOR
10K
+-1X
.125W
TF TC=O+-100
0471:
04712
04712
04713
04713
04713
04713
04713
19701
19701
19701
19701
19701
19701
19701
19701
19701
19701
19701
32997
19701
19701
19701
19701
19701
19701
19701
19701
*Indicates factory-elected value
5082-2800
5082-2800
2N3251
2N3251
2N3251
213251
2N3251
213251
SFR25H
SFR25H
SFR25H
SFR25H
SFR25H
SFR25H
SFR25H
SFR25H
SFR25H
SFR25H
SFR25H
3386X-146-503
SFR25H
SFR25H
SFR25H
SFR25H
SFR25H
SFR25H
SFR25H
SFR25H

HP Part Number 85662-60025
A3A2 Intensity Control
Reference
HP Part C
Number D
w
Description
Mti
Mfr Part
Designation Code Number
A3A2R21* 0757-0447
4
1
RESISTOR
16.2K
+-1%
.125W
TF TC=O+-100
19701 SFR25H
A3A2R22 0757-0443
0
1
RESISTOR
11K
+-1%
.125W
TF TC=O+-100
19701 SFR25H
A3A2R23 0757-0421
4
1
RESISTOR 825 +-1%
.125W
TF TC=O+-100
19701 SFR25H
A3A2R24 0698-3157
3
1
RESISTOR
19.6K
1%
.125W
TF TC=O+-100
19701
SFR25H
A3A2R25 0757-0280
3
1
RESISTOR
1K
+-1%
.125W
TF TC=O+-100
19701 SFR25H
A3A2R26 0757-0442
9
1
RESISTOR
10K
+-1%
.125W
TF TC=O+-100
19701 SFR25H
A3A2R27 0757-0422
5
1
RESISTOR 909 +-1%
.125W
TF TC=O+-100
19701 SFR25H
A3A2R28
0757-0317
7
1
RESISTOR
1.33K
+-1%
.125W
TF TC=O+-100
19701
SFR25H
A3A2R29 0757-0422
5
1
RESISTOR 909 +-1%
.125W
TF TC=O+-100
19701 SFR25H
A3A2R30 0757-0317
7 1
RESISTOR
1.33K
+-1%
.125W
TF TC=O+-100
19701 SFR25H
A3A2R31 0757-0317
7
1
RESISTOR
1.33K
+-1%
.125W
TF TC=O+-100
19701 SFR25H
A3A2R32 0757-0422
5
1
RESISTOR 909 +-I%
.125W
TF TC=O+-100
19701 SFR25H
A3A2R33 0757-0280
3
1
RESISTOR
1K
+-1%
.125W
TF TC=O+-100
19701 SFR25H
A3A2R34 0698-0084
9
1
RESISTOR
2.15K
1%
.125W
TF TC=O+-100
19701 SFR25H
A3A2R35
0757-1094
9
1
RESISTOR
1.47K
+-1%
.125W
TF TC=O+-100
19701
SFR25H
A3A2R36 0698-3435
0
1
RESISTOR 38.3 1%
.125W
TF TC=O+-100
19701 SFR25H
A3A2R37 0698-3151
7 1
RESISTOR
2.87K
1%
.125W
TF TC=O+-100
19701 SFR25H
A3A2R38
0757-0398
4
1
RESISTOR 75 +-1%
.125W
TF TC=O+-100
19701 SFR25H
A3A2R39 0757-0401
0
1
RESISTOR 100 +-1%
.125W
TF TC=O+-100
19701
SFR25H
A3A2R40
0698-3446
3
1
RESISTOR 383 1%
.125W
TF
TC=O+-100
19701
SFR25H
A3A2R41 0757-0438
3
1
RESISTOR
5.11K
+-1%
.125W
TF TC=O+-100
19701
SFR25H
A3A2R42 0757-0394
0
1
RESISTOR 51.1 +-1%
.125W
TF TC=O+-100
19701 SFR25H
A3A2R43 0757-0401
0
1
RESISTOR 100 +-1%
.125W
TF TC=O+-100
19701 SFR25H
A3A2R44 0757-0460
1
1
RESISTOR
61.9K
+-1%
.125W
TF TC=O+-100
19701 SFR25H
A3A2R45 0757-0288
1
1
RESISTOR 9.09K +-1%
.125W
TF TC=O+-100
19701
SFR25H
A3A2R46
0757-0419
0
1
RESISTOR 681 +-1%
.125W
TF TC=O+-100
19701 SFR25H
A3A2R47 0757-0278
9
1
RESISTOR
1.78K
+-1%
.125W
TF TC=O+-100
19701 SFR25H
A3A2R48 0698-3155
1 1
RESISTOR 4.641: 1%
.125W
TF TC=O+-100
19701
SFR25H
A3A2R49 0757-0394
0
1
RESISTOR 51.1 +-1%
.125W
TF TC=O+-100
19701 SFR25H
A3A2R50 2100-3351
6
1
RESISTOR-TRMR 500 10% TKF SIDE-AOJ l-TRN
32997 3386X-146-501
A3A2R51 2100-3351
6
1
RESISTOR-TRMR 500 10% TKF SIDE-AOJ l-TRN
32997 3386X-Y46-501
A3A2R52 0698-3443
0
1
RESISTOR 287 1%
.125W
TF TC=O+-100
19701 SFR25H
A3A2R53 0757-0438
3
1
RESISTOR
5.11K
+-1%
.125W
TF TC=O+-100
19701 SFR25H
A3A2R54 0698-0082
7
1
RESISTOR 464 1%
.125W
TF TC=O+-100
19701
SFR25H
A3A2R55
0757-0438
3
1
RESISTOR
5.11K
+-1%
.125W
TF TC=O+-100
19701
SFR25H
A3A2R56
0698-3150
6
1
RESISTOR
2.37K
1%
.125W
TF TC=O+-100
19701
SFR25H
A3A2R57 0757-0428
1
1
RESISTOR
1.62K
+-1%
.125W
TF TC=O+-100
19701
SFR25H
A3A2R58
0757-0416
7
1
RESISTOR 511 +-1%
.125W
TF TC=O+-100
19701 SFR25H
A3A2R59 0698-3442
9
1
RESISTOR 237 1%
.125W
TF TC=O+-100
19701 SFR25H
A3A2R60
0698-3446
3
1
RESISTOR 383 1%
.125W
TF TC=O+-100
19701 SFR25H
A3A2R61 0757-0419
0
1
RESISTOR 681 +-1%
.125W
TF TC=O+-100
19701
SFR25H
A3A2R62 0698-3157
3
1
RESISTOR
19.6K
1%
.125W
TF TC=O+-100
19701
SFR25H
A3A2R63 0698-3153
9
1
RESISTOR
3.83K
1%
.125W
TF TC=O+-100
19701 SFR25H
A3A2R64 0757-0442
9
1
RESISTOR
10K
+-1%
.125W
TF TC=O+-100
19701 SFR25H
A3A2R65 0698-3157
3
1
RESISTOR
19.6K
1%
.125W
TF TC=O+-100
19701 SFR25H
A3A2R66 0757-0405
4
1
RESISTOR 162 +-1X
.125W
TF TC=O+-100
19701 SFR25H
A3A2TPl 0360-0535
0
1
TERMINAL-TEST POINT
.330IN
ABOVE
46819
*Indicates factory-selected value
8566240025
Parts List
Page 3 of 4

HP Part Number
85662.60025
A3A2 Intensity Control
Reference HP Part
c
Designatior
Number
I
A3A2TP2
A3A2TP3
A3A2TP4
A3A2TP5
A3A2TP6
1360-0535
I
1360-0535
I
1360-0535
I
1360-0535
I
1360-0535
f
A3A2TP7
1360-0535
I
A3A2TP8
1360-0535
I
A3A2TP9
'360-0535
I
A3A2TPlO 360-0535
(
A3A2TPll
360-0535
(
A3A2TP12
360-0535
(
A3A2TP13 360-0535
(
A3A2Ul 820-1548
1
A3A2U2
820-1196
f
A3A2U3 820-1197
E
A3A2U4 826-0026
A3A2U5
826-0081
A3A2U6
820-1415
A3A2U7 820-1425
A3A2U8 826-0081
A3A2U9
A3A2UlO
A3A2Ull
A3A2U12
A3A2U13
826-0081
C
620-1199
1
920-0054
5
526-0180
a
920-1432
5
A3A2U14
A3A2U15
A3A2U16
A3A2U17
A3A2U18
326-0417
6
326-0417
6
326-0081
0
326-0081
0
320-1112
8
A3A2U19
A3A2VRl
A3A2VR2
A3A2VR3
A3A2VR4
320-1491
6
302-0554
4
302-0025
4
302-3092
1
102-3139
7
8566260025 Parts List
Page 4
of
4
M
1
1
1
1
1
1
1
1
1
1
1
1
1
1
1
1
1
1
1
1
1
1
1
1
1
1
1
1
1
1
1
1
1
1
1
Description
TERMINAL-TEST POINT
.330IN
ABOVE
4G81!
TERMINAL-TEST POINT
.330IN
ABOVE
4681:
TERMINAL-TEST POINT
.330IN
ABOVE
4681s
TERMINAL-TEST POINT
.330IN
ABOVE
4681:
TERMINAL-TEST POINT
.330IN
ABOVE
4681:
TERMINAL-TEST POINT
.330IN
ABOVE
4681:
TERMINAL-TEST POINT
.330IN
ABOVE
4681;
TERMINAL-TEST POINT
.330IN
ABOVE
46812
TERMINAL-TEST POINT
.330IN
ABOVE
46815
TERMINAL-TEST POINT
.330IN
ABOVE
46815
TERMINAL-TEST POINT
.330IN
ABOVE
TERMINAL-TEST POINT
.330IN
ABOVE
ANALOG SWITCH 4 SPST 14 -CEROIP
IC FF TTL LS O-TYPE POS-EDGE-TRIG COM Cl
IC GATE TTL LS NAND QUAD P-INP
4681s
4681s
0471:
01295
0129:
MC14066BCL
SN74LS174N
SN74LSOON
IC COMPARATOR PRCN TO-99 PKG
27014 LM3llH
IC OP AMP WB TO-99 PKG 27014 LM318H
IC SCHMITT-TRIG TTL LS NAND DUAL 4-INP
01295 SN74LS13N
IC SCHMITT-TRIG TTL LS NAND QUAD 2-INP
01295
SN74LS132N
IC OP AMP
WE
TO-99 PKG
27014 LM318H
IC OP AMP
WB
TO-99 PKG
27014
LM318H
IC INV TTL LS HEX l-INP 01295
SN74LS04N
IC GATE TTL NAND QUAD P-INP
01295 SN7400N
IC TIMER TTL
MONO/ASTBL 18324 NE555N
IC CNTR TTL LS BIN SYNCHRO POS-EDGE-TRIE 01295
SN74LS163AN
4NALOG
SWITCH 4 SPST 16 -CBRZ/SOR
27014
LF133330
4NALOG
SWITCH 4 SPST 16 -CBRZ/SOR
27014
LF133330
IC OP AMP WB TO-99 PKG 27014
LM318H
IC
OP AMP WB TO-99 PKG
27014
LM318H
IC
FF TTL LS O-TYPE POS-EDGE-TRIG PRESET
01295 SN74LS74AN
IC
BFR TTL LS NON-INV HEX l-INP
)IOOE-ZNR
1OV
5%
PO=lW
IR=lOUA
JIOOE-ZNR
1OV
5% DO-35
PO=.4W
TC=+.O6%
JIOOE-ZNR
4.99V
2% DO-35
PO=.W
1IOOE-ZNR
8.25V
5% DO-35
PO=.4W
01295
04713
04713
04713
04713
SN74LS367AN
*Indicates
factoyselected
value
Mfr
Code
Mfr
Part
Number

HP Part Number 85662-60245
A3A2 Intensity Control
Reference Mfr
Mfr Part
Designation
HP
Part
c
QtY
Number D
Description
Code Number
A3A2
85662-60245
5
1
BOARD ASSEMBLY, INTENSITY CONTROL
28480 85662-60245
(SERIAL PREFIX:
3004~)
A3A2Cl 0160-2249
3
1
CAPACITOR-FXO
4.7PF
+-.25PF
SOOVOC CER 52763
2ROPLX0504R7NPO
A3A2C2
0160-2264
2
1
CAPACITOR-FXO 20PF +-5% 500VOC CER
0+-30 52763
2ROPLX05020RNPO
A3A2C3
0160-3067
5
1
CAPACITOR-FXO 200PF +-5% 300VOC MICA
Q+7
09023 C015FO201J03
A3A2C4
0160-2202
8
1
CAPACITOR-FXO 75PF +-5% 300VOC MICA
-2O/ 09023 CO15EO750J03
A3A2C5
0160-4084
8
1
CAP-FXO
O.luF
50 V
56289
lC20X7R104M050B
A3A2C6
0180-0228
6
1
CAPACITOR-FXO
22UF+-10%
15VOC TA
56289 1500226X9015B2-OYS
A3A2C7
0180-0374
3
1
CAPACITOR-FXO
lOUF+-10%
20VOC TA
56289 1500106X9020B2-OYS
A3A2C8
0180-0374
3
1
CAPACITOR-FXO
lOUF+-10%
POVOC
TA
56289 1500106X9020B2-OYS
A3A2C9
0180-0374
3
1
CAPACITOR-FXO
lOUF+-10%
20VOC TA
56289 1500106X902082-OYS
A3A2ClO
0160-2055
9
1
CAPACITOR-FXO
.OlUF
+80-20%
1OOVOC
CER
805-504
Y5V
1032
A3A2Cll 0160-2055
9
1
CAPACITOR-FXO
.OlUF
+80-20%
1OOVOC
CER 805-504
Y5V
1032
A3A2C13
0160-4084
8
1
CAP-FXO
O.luF
50 V
56289 lC20X7R104M0508
A3A2C14
0160-2257
3
1
CAPACITOR-FXO
1OPF
+-5x
SOOVOC
CER 0+-60
52763
2ROPLXOSOlRNPO
A3A2C15
0160-2264
2
1
CAPACITOR-FXO 20PF +-5% 500VOC CER 0+-30
52763
2ROPLX05020RNPO
A3A2C16
0140-0192
9
1
CAPACITOR-FXO 68PF +-5% 300VOC MICA
-2O/ 09023 CO15EO680J03
A3A2C17
0160-4084
8
1
CAP-FXO
O.luF
50 V
56289 lC20X7R104M050B
A3A2C18
0160-2204
0
1
CAPACITOR-FXO
1OOPF
+-5% 300VOC MICA
0+7
09023 CO15F0101J03
A3A2C19
0160-4084
8
1
CAP-FXO
O.luF
50 V
56289
lC20X7R104M050B
A3A2C20
0160-4084
8
1
CAP-FXO
O.luF
50 V
56289 lC20X7R104M050B
A3A2C21 0160-4084
8
1
CAP-FXO
O.luF
50 V
56289 lC20X7R104M050B
A3AZC22
0160-4084
8
1
CAP-FXO
O.luF
50 V
56289 lC20X7R104M050B
A3A2C23
0160-4084
8
1
CAP-FXO
O.luF
50 V
56289 lC20X7R104M050B
A3A2C24
0160-4084
8
1
CAP-FXO
O.luF
50 V
56289
lC20X7R104M050B
A3A2C25
0160-4084
8
1
CAP-FXO
O.luF
50 V
56289 lC20X7R104M050B
A3A2C26
0160-4084
8
1
CAP-FXO
O.luF
50 V
56289 lC20X7R104M050B
A3A2C27
A3A2C28
A3A2C29
A3A2C30
A3A2C3 1
0160-4084
8
1
CAP-FXO
O.luF
50 V
56289 lC20X7R104M050B
0160-4084
8
1
CAP-FXO
O.luF
50 V
56289
lC20X7R104M05OB
0160-4084
8
1
CAP-FXO
O.luF
50 V
56289 1C20X7R104M0508
0140-0205
5
1
CAPACITOR-FXO 62PF +-5% 300VOC MICA
-2O/ 09023 CO15EO620J03
0160-4084
8
1
CAP-FXO
O.luF
50 V
56289 lC20X7R104M0508
A3A2C32 0160-4084
8
1
CAP-FXO
O.luF
50 V
56289 lC20X7R104M050B
A3A2C33 0160-4084
8
1
CAP-FXO
O.luF
50 V
56289 lC20X7R104M050B
A3A2C34 0160-2055
9
1
CAPACITOR-FXO
.OlUF
+80-20%
1OOVOC
CER
805-504
Y5V
1032
A3A2CRl 1901-0040
1
1
DIODE-SWITCHING 30V 50MA 2NS DO-35
71468
A3A2CR2 1901-0040
11
DIODE-SWITCHING 30V 50MA 2NS DO-35
71468
A3A2CR3 1901-0040
1
1
DIODE-SWITCHING 30V 50MA 2NS DO-35
71468
A3A2CR4 1901-0040
1
1
DIODE-SWITCHING 30V 50MA 2NS DO-35
71468
A3A2CR5 1901-0518
8
1
DIODE-SCHOTTKY SM SIG 5082-2800
43A2CR6 1901-0518
8
1
DIODE-SCHOTTKY SM SIG 5082-2800
43A2CR7 1901-0518
8
1
DIODE-SCHOTTKY SM SIG
5082-2800
43A2CR8 1901-0040
11
DIODE-SWITCHING 30V 50MA 2NS DO-35
71468
43A2CR9 1901-0040
1
1
DIODE-SWITCHING 30V 50MA 2NS DO-35
71468
43A2CRlO 1901-0040
11
DIODE-SWITCHING 30V 50MA 2NS DO-35
71468
93A2CRll 1901-0040
11
DIODE-SWITCHING 30V 50MA 2NS DO-35
71468
43A2CR12 1901-0040
1
1
DIODE-SWITCHING 30V 50MA 2NS DO-35
71468
*Indicates
factovselected
value
8566260245 Parts List
Page 1 of 4

HP Part Number 85662-60245
A3A2 Intensity Control
Description Mfr Mfr Part
Code Number
DIODE-SWITCHING 30V 50MA 2NS DO-35
DIODE-SWITCHING 30V 50MA 2NS DO-35
DIODE-SCHOTTKY SM SIG
DIODE-SCHOTTKY SM SIG
DIODE-SWITCHING 30V 50MA 2NS DO-35
7146t
7146E
7146E
CONNECTOR-RF SM-SNP
M
PC 50-OHM
CONNECTOR-RF SM-SNP
M
PC 50-OHM
INDUCTOR RF-CH-ML0
1OOUH
+-5%
.1660-INX.
FILTER COIL BLUE
INDUCTOR RF-CH-ML0 200UH +-5%
.1660-INX.
98291
51-053-0349-BE8
98291 51-053-0349-BE8
9980C 1537-76
2848C 08558-80011
99800 1537-90
INDUCTOR RF-CH-ML0
1OOUH
+-5%
.1660-INX.
PIN-ROLL
.062-IN-OIA
.25-IN-LG BE-CU
EXTR-PC BO RED POLYC
.062-IN-BO-THKNS
l-
NOT ASSIGNED
99800 1537-76
72962
99-012-062-0250
TRANSISTOR J-FET N-CHAN O-MODE SI 34677
TRANSISTOR J-FET N-CHAN O-MODE SI 34677
TRANSISTOR J-FET N-CHAN O-MODE SI 34677
TRANSISTOR J-FET N-CHAN O-MODE SI 34677
TRANSISTOR PNP
2N3251
SI TO-18 PO=360MW
04713
TRANSISTOR NPN SI TO-18 PO=360MW
04713
TRANSISTOR PNP SI TO-18 PO=360MW
rRANSISTOR
PNP
2N3251
SI TO-18
PO=360MW
[RANSISTOR
PNP
2N3251
SI TO-18
PO=360MW
rRANSISTOR
NPN SI TO-18
PO=360MW
rRANSISTOR
PNP
2N3251
SI TO-18
PO=360MW
rRANSISTOR
NPN SI TO-18
PO=360MW
[RANSISTOR
PNP
2N3251
SI TO-18
PO=360MW
[RANSISTOR
PNP
2N3251
SI TO-18
PO=360MW
lESISTOR
20K +-1%
.125W
TF TC=O+-100
lESISTOR
20K
+-1X
.125W
TF TC=O+-100
lESISTOR
20K +-1%
.125W
TF TC=O+-100
1ESISTOR
20K +-1%
.125W
TF TC=O+-100
!ESISTOR
20K +-1%
.125W
TF TC=O+-100
!ESISTOR
20K +-1%
.125W
TF TC=O+-100
!ESISTOR
10K
+-1X
.125W
TF TC=O+-100
7ESISTOR
3.83K
1%
.125W
TF TC=O+-100
7ESISTOR
14.7K
1%
.125W
TF TC=O+-100
7ESISTOR
10K
+-1X
.125W
TF TC=O+-100
7ESISTOR
10K
+-1%
.125W
TF TC=O+-100
XESISTOR-TRMR
50K 10% TKF SIDE-AOJ l-TRN
?ESISTOR
10K
+-1%
.125W
TF TC=O+-100
IESISTOR
10K
+-1%
.125W
TF TC=O+-100
ZESISTOR
20K +-1%
.125W
TF TC=O+-100
1ESISTOR
5.11K
+-1%
.125W
TF TC=O+-100
lESISTOR
162K +-1%
.125W
TF TC=O+-100
tESISTOR
5.11K
+-1%
.125W
TF TC=O+-100
lESISTOR
1K
+-1%
.125W
TF TC=O+-100
lESISTOR
2.61K
+-1%
.125W
TF TC=O+-100
04713
04713
04713
04713
04713
04713
04713
04713
19701
19701
19701
19701
19701
19701
19701
19701
19701
19701
19701
32997
19701
19701
19701
19701
19701
19701
19701
19701
*Indicates
fmtoyselected
value
Reference
Designatior
HP Part
Number
C
c
A3A2CR13 1901-0040
A3A2CR14
1901-0040
A3A2CR15
1901-0518
A3A2CR16 1901-0518
A3A2CR17 1901-0040
A3A2Jl 1250-0543
t
A3A2J2 1250-0543
t
A3A2Ll 9140-0210
I
A3A2L2 08558-80011
E
A3A2L3 9140-0237
i
A3A2L5
A3A2MP2
A3A2MP3
A3A2MP4
A3A2Ql
9140-0210
I
1480-0073
E
4040-0750
7
1855-0081
1
A3A2Q2
A3A2Q3
A3A2Q4
A3A2Q5
A3A2Q6
1855-0081
1
1855-0081
1
1855-0081
1
1853-0007
7
1854-0404
a
A3A2Q7
A3A2Q8
A3A2Q9
A3A2QlO
A3A2Qll
1853-0034
0
1853-0007
7
L853-0007
7
1854-0404
0
1853-0007
7
A3A2Q12
A3A2Q13
A3A2Q14
A3A2Rl
A3A2R2
1854-0404
0
.853-0007
7
.853-0007
7
1757-0449
6
)757-0449
6
A3A2R3
A3A2R4
A3A2R5
A3A2R6
43A2R7
1757-0449
6
1757-0449
6
1757-0449
6
1757-0449
s
1757-0442
3
A3A2R8
A3A2R9
A3A2RlO
A3A2Rll
A3A2R12
3698-3153
9
3698-3156
2
1757-0442
9
1757-0442
9
!lOO-3354
9
A3A2R13 1757-0442
9
A3A2R14 1757-0442
9
A3A2R15 1757-0449
6
A3A2R16
1757-0438
3
A3A2R17*
1757-0470
3
A3A2R18
A3A2R19
A3A2R20
1757-0438
3
1757-0280
3
1698-0085
0
8566260245 Parts
Lit
Page 2 of 4
Ltt
1
1
1
1
1
1
1
1
1
1
1
1
1
1
1
1
1
1
1
1
1
1
1
1
1
1
1
1
1
1
1
1
1
1
1
1
1
1
1
1
1
1
1
1
1
1
1
-
5082-2800
5082-2800
2N3253
2N3251
2N3251
2N3251
2N3251
2N3251
SFR25H
SFR25H
SFR25H
SFR25H
SFR25H
SFR25H
SFR25H
SFR25H
SFR25H
SFR25H
SFR25H
3386X-Y46-503
SFR25H
SFR25H
SFR25H
SFR25H
SFR25H
SFR25H
SFR25H
SFR25H

Reference
Designation HP Part
Number
0698-3158
0757-0443
C
c
A3A2R21*
A3A2R22
A3A2R23 0757-0421
A3A2R24
0698-3157
A3A2R25
0757-0279
A3A2R26
0757-0442
A3A2R27 0757-0422
1
A3A2R28
0757-0317
i
A3A2R29 0757-0422
I
A3A2R30
0757-0317
i
A3A2R31 0757-0317
i
A3A2R32
0757-0422
rm
A3A2R33 0757-0280
:
A3A2R34
0698-0084
E
A3A2R35
0757-1094
E
A3A2R36
0698-3435
C
A3A2R37
0698-3151
7
A3A2R38
0757-0398
4
A3A2R39 0757-0401
C
A3A2R40
0698-3446
3
A3A2R41 0757-0438
3
A3A2R42
0757-0394
a
A3A2R43 3757-0401
a
A3A2R44
3757-0460
1
A3A2R45
3757-0288
1
A3A2R46
3757-0419
a
A3A2R47 3757-0278
9
A3A2R48
A3A2R49
A3A2R50
A3A2R51
A3A2R52
1698-3155
1
1757-0394
a
!lOO-3351
6
!lOO-3351
6
1698-3443
0
A3A2R53
A3A2R54
A3A2R55
A3A2R56
A3A2R57
1757-0438
3
1698-0082
7
1757-0438
3
1698-3150
6
1757-0428
1
A3A2R58 1757-0416
A3A2R59 1698-3442
A3A2R60 1698-3446
A3A2R61
1757-0419
A3A2R62
1698-3157
A3A2R63
1698-3153
A3A2R64
1757-0442
A3A2R65
1698-3157
A3A2R66
1757-0405
A3A2TPl
1360-0535
7
9
3
0
3
9
9
3
4
0
at
-
1
1
1
1
1
1
1
1
1
1
1
1
1
1
1
1
1
1
1
1
1
1
1
1
1
1
1
1
1
1
1
1
1
1
1
1
1
1
1
1
1
1
1
1
1
1
1
-
A3A2 Intensity Control
Description
Mfr
Mfr Part
Code
Number
RESISTOR
23.7K
+-1%
.125W
TF TC=O+-100
19701
SFR25H
RESISTOR
11K
+-1%
.125W
TF TC=O+-100
19701
SFR25H
RESISTOR 825 +-1%
.125W
TF TC=O+-100
19701
SFR25H
RESISTOR
19.6K
1%
.125W
TF TC=O+-100
19701
SFR25H
RESISTOR 3.16K +-1%
.125W
TF TC=O+-100
19701
SFR25H
RESISTOR
10K
+-1%
.125W
TF TC=O+-100
19701
SFR25H
RESISTOR 909 +-1%
.125W
TF TC=O+-100
19701
SFR25H
RESISTOR
!.33K
+-1%
.125W
TF TC=O+-100
19701
SFR25H
RESISTOR 909 +-1%
.125W
TF TC=O+-100
19701
SFR25H
RESISTOR
1.33K
+-1%
.125W
TF
TC=O+-100
19701
SFR25H
RESISTOR
1.33K
+-1%
.125W
TF TC=O+-100
19701 SFR25H
RESISTOR 909 +-1%
.125W
TF TC=O+-100
19701
SFR25H
RESISTOR
1K
+-1%
.125W
TF TC=O+-100
19701 SFR25H
RESISTOR
2.15K
1%
.125W
TF TC=O+-100
19701 SFR25H
RESISTOR
1.47K
+-1%
.125W
TF TC=O+-100
19701
SFR25H
RESISTOR 38.3 1%
.125W
TF TC=O+-100
19701
SFR25H
RESISTOR 2.871: 1%
.125W
TF TC=O+-100
19701
SFR25H
RESISTOR 75 +-1%
.125W
TF TC=O+-100
19701 SFR25H
RESISTOR 100 +-1%
.125W
TF TC=O+-100
19701
SFR25H
XESISTOR
383 1%
.125W
TF TC=O+-100
19701 SFR25H
?ESISTOR
5.11K
+-1%
.125W
TF TC=O+-100
19701 SFR25H
TESISTOR
51.1 +-1%
.125W
TF TC=O+-100
19701
SFR25H
?ESISTOR
100 +-1%
.125W
TF TC=O+-100
19701 SFR25H
7ESISTOR
61.9K
+-1%
.125W
TF TC=O+-100
19701 SFR25H
7ESISTOR
9.09K
+-1%
.125W
TF TC=O+-100
19701 SFR25H
7ESISTOR 681 +-1%
.125W
TF TC=O+-100
19701
SFR25H
tESISTOR
1.78K
+-1%
.125W
TF TC=O+-100
19701
SFR25H
tESISTOR
4.64K
1%
.125W
TF TC=O+-100
19701
SFR25H
tESISTOR
51.1
+-I%
.125W
TF TC=O+-100
19701 SFR25H
IESISTOR-TRMR
500 10% TKF SIDE-AOJ l-TRN
32997 3386X-Y46-501
IESISTOR-TRMR
500 10% TKF SIDE-AOJ l-TRN
32997 3386X-Y46-501
IESISTOR
287 1%
.125W
TF TC=O+-100
19701
SFR25H
IESISTOR
5.11K
+-1%
.125W
TF TC=O+-100
19701 SFR25H
ZESISTOR
464 1%
.125W
TF TC=O+-100
19701 SFR25H
ZESISTOR
5.11K
+-1%
.125W
TF TC=O+-100
19701
SFR25H
tESISTOR
2.371: 1%
.125W
TF TC=O+-100
19701
SFR25H
tESISTOR
1.62K
+-1%
.125W
TF TC=O+-100
19701 SFR25H
lESISTOR
511 +-1%
.125W
TF TC=O+-100
19701
SFR25H
lESISTOR
237 1%
.125W
TF TC=O+-100
19701
SFR25H
[ESISTOR
383 1%
.125W
TF TC=O+-100
19701
SFR25H
[ESISTOR
681 +-1%
.125W
TF TC=O+-100
19701
SFR25H
[ESISTOR
19.6K
1%
.125W
TF TC=O+-100
19701 SFR25H
IESISTOR
3.831: 1%
.125W
TF TC=O+-100
19701
LESISTOR
10K
+-1%
.125W
TF TC=O+-100
19701
lESISTOR
19.6K
1%
.125W
TF TC=O+-100
19701
LESISTOR
162 +-1%
.125W
TF TC=O+-100
19701
'ERMINAL-TEST POINT
.330IN
ABOVE
46819
SFR25H
SFR25H
SFR25H
SFR25H
*Indicates
fmtoyselected
value
85662-60245
Parts List
Page 3 of 4

HP Part Number 85662-60245
A3A2 Intensity Control
Reference HP Part
C
Designation;
Number
c
A3A2TP2 3360-0535
I
A3A2TP3 3360-0535
l
A3A2TP4 3360-0535
I
A3A2TP5
3360-0535
I
A3A2TP6
3360-0535
I
A3A2TP7 1360-0535
(
A3A2TP8
1360-0535
I
A3A2TP9 1360-0535
(
A3A2TPlO
1360-0535
(
A3A2TPll 1360-0535
(
A3A2TP12
1360-0535
(
A3A2TP13 1360-0535
(
A3A2Ul 1820-1548
1
A3A2U2
1820-1196
I
A3A2U3
.820-1197
E
A3A2U4
.826-0026
A3A2U5
.826-0081
A3A2U6
.820-1415
A3A2U7
.820-1425
A3A2U8
.826-0081
A3A2U9
A3A2UlO
A3A2Ull
A3A2U12
A3A2U13
826-0081
C
820-1199
1
820-0054
5
826-0180
a
820-1432
5
A3A2U14
A3A2U15
A3A2U16
A3A2U17
A3A2U18
826-0417
6
826-0417
6
826-0081
a
826-0081
0
820-1112
8
A3A2U19
A3A2VRl
A3A2VR2
A3A2VR3
A3A2VR4
820-1491
6
902-0554
4
902-0025
4
902-3092
1
902-3139
7
M
1
1
1
1
1
1
1
1
1
1
1
1
1
1
1
1
1
1
1
1
1
1
1
1
1
1
1
1
1
1
1
1
1
1
1
-
Description
TERMINAL-TEST POINT
.330IN
ABOVE
46812
TERMINAL-TEST POINT
.330IN
ABOVE
4681:
TERMINAL-TEST POINT
.330IN
ABOVE
46815
TERMINAL-TEST POINT
.330IN
ABOVE
46815
TERMINAL-TEST POINT
.330IN
ABOVE
46815
TERMINAL-TEST POINT
.330IN
ABOVE
46815
TERMINAL-TEST POINT
.330IN
ABOVE
46818
TERMINAL-TEST POINT
.3301N
ABOVE
46819
TERMINAL-TEST POINT
.330IN
ABOVE
46819
TERMINAL-TEST POINT
.3301N
ABOVE
46819
TERMINAL-TEST POINT
.330IN
ABOVE
46819
TERMINAL-TEST POINT
.330IN
ABOVE
46819
ANALOG SWITCH 4 SPST 14 -CEROIP
04713
IC FF TTL LS O-TYPE POS-EDGE-TRIG COM CL
01295
IC GATE TTL LS NAND QUAD
P-INP 01295
IC COMPARATOR PRCN TO-99 PKG 27014
IC OP AMP WB TO-99 PKG 27014
IC SCHMITT-TRIG TTL LS NAND DUAL 4-INP 01295
IC SCHMITT-TRIG TTL LS NAND QUAD 2-INP
01295
IC OP AMP WB TO-99 PKG 27014
IC OP AMP WB TO-99 PKG 27014
IC INV TTL LS HEX l-INP 01295
IC GATE TTL NAND QUAD
2-INP 01295
IC TIMER TTL
MONO/ASTBL 18324
IC CNTR TTL LS BIN SYNCHRO POS-EDGE-TRIG 01295
4NALOG
SWITCH 4 SPST 16 -CBRZ/SOR
27014
4NALOG SWITCH 4 SPST 16 -CBRZ/SOR 27014
[C
OP AMP WB TO-99 PKG
27014
[C
OP AMP WB TO-99 PKG
27014
[C
FF TTL LS O-TYPE POS-EDGE-TRIG PRESET
01295
[C
BFR TTL LS NON-INV HEX l-INP
01295
)IOOE-ZNR
1OV
5% PO=lW
IR=lOUA 04713
)IOOE-ZNR
1OV
5% DO-35
PO=.4W
TC=+.OG%
04713
IIOOE-ZNR
4.99V
2% DO-35
PO=.4W
04713
IIOOE-ZNR
8.25V
5% DO-35
PO=.4W 04713
8X62-60245 Parts List
Page 4 of 4
*Indicates factory-selected value
Mfr
Mfr Part
Code
Number
MC14066BCL
SN74LS174N
SN74LSOON
LM311H
LM318H
SN74LS13N
SN74LS132N
LM318H
LM318H
SN74LS04N
SN7400N
NE555N
SN74LS163AN
LF133330
LF133330
LM318H
LM318H
SN74LS74AN
SN74LS367AN


-
R51
’
Y
S
&
H
BAL
-
R50
X
S
&
H
BAL
/
R12
LL
THRESH
A3A2 Intensity Control Component Locations, 85662-60025, 85662-60245



A3A3
A3A3 Line Generator, Circuit Description
A3A3 Line Generator receives a series of digital X and Y display positions, converts them
to analog values, and connects them with straight lines. This process, called line generation,
is similar to that of dot-to-dot drawing on paper. (See Figure 1.) Two independent line
generators are required: one for the X series of values and one for the Y series. For each line
there is a setup period following by a drawing period. During the setup period the display is
blanked by
A3A2
Intensity Control.
‘2
l
3
‘4 WHEN CONNECTED BECOMES
.I
4
BLANK
SETUP PERIOD
t-
DRAWING PERIOD
Figure 1. Line Generation Process
Each of the line generators consists of a register, a digital-to-analog converter (DAC), a
summing amplifier, a sample and hold circuit, an integrator, and a filter. The X or Y register
receives the next display point from the Digital Storage Bus. The DAC converts this number
to a current. The summing amplifier then computes a position change AX = “next X”
-
“present X.” During the setup time for the next line, AX and AY are sampled by the Sample
and Hold circuit. At the end of the setup time and during the drawing time, AX and AY are
held for constant input to the Integrator. During the drawing time, the Integrator output
changes linearly from X to X + AX and from Y to Y + AY. This is done by integrating AX
A3A3
1

and AY at a constant rate such that the output becomes X + AX and Y + AY; that is, “new
X”
and “new Y.”
X Register
@
U5 and U6 form a
lo-bit
X Position Register. When a new X position is present on lines
BO-B9
of the Digital Storage Bus, the CHAR line is held low and a positive-going edge on
LDX causes U5 and U6 to be loaded with the value of
BO-B9.
These 10 bits then become the
X position input to the X DAC. Characters are drawn by changing only bits 1, 2, and 3 of the
X Position register and bits 1 through 4 of the Y Position Register. Strokes of a character
are described by a series of X and Y values sent to the Line Generator on the Digital Storage
Bus. B4-B6 of the Digital Storage Bus carry the series of X values. When the next X value is
present on B4-B6, the CHAR line is held high and a positive-going edge on LDCHAR caused
U5 to be loaded with the new values for bits 1 through 3 of the X position.
X DAC
@
The output of U5 and U6 are the X position input to U4, the X DAC. U4 is a
lo-bit
multiplying DAC whose output current depends on the digital input code and the voltage
at VREF (pin 15). This output current is the analog X position sent to the X Summing
Amplifier. The inputs of U4 are clamped to a maximum of
+3.6
V by diodes CR1 through
CRlO.
X Summing Amplifier
GJ
The X Summing Amplifier receives the next X position from the X DAC, the present X
position from the X Integrator, and an X position shift from the Expand Register. The
three signals are summed to give AX =
“next X” + “X shift”
-
“present X.” “X shift” is a
binary signal of 0 V or
+5
V, and the amount of shift is adjusted by X EXP potentiometer
Rl
(X and Y shift are used to move the display origin from the graticule lower left to the
screen lower left). X GAIN potentiometer R4, the X line generator gain adjustment, varies
the magnitude of the X line generator output. R4 also has an effect on the accuracy of line
positions. XLL potentiometer R6, the X long line adjust, is used to adjust line position
accuracy. (See Integrator description.)
X Sample and Hold
@I
The AX value from the Summing Amplifier is held for constant input to the Integrator by
the X Sample and Hold circuit. Sampling occurs during the setup period, which lasts 1
ps.
Holding occurs during the drawing period, which lasts 4
ps
or 19
ps.
Q2 and Q3 are on
during the sample mode and are driven by the SMPL line.
Ql
and Q4 are on during the hold
mode and are driven by the HLDX line. (See Figure 2.) Q6 is a dual FET used to provide a
high-impedance input to U2. Capacitor C23 is the holding capacitor.
2
A3A3

+15VF +15VF
SAMPLE MODE HOLD MODE
Figure 2. Sample and Hold Modes, Simplified Schematic
X Integrator
@
Ul,
C26, and Q5 form an “integrate and hold” circuit whose output is the X display position.
During the setup period, Q5 is open, leaving only
Ul
and C26 holding the present value of
X. During the drawing period, Q5 is closed and the constant AX value from the Sample
and Hold circuit causes a constant current (proportional to AX) to flow through C26. This
constant current through C26 causes the output of
Ul
to change linearly from the value (Xi)
at the last setup period toward a new value
Xi
+
r
=
Xi
+ AX. When the drawing period
ends, Q5 opens and the circuit returns to the hold mode, this time with output at the new X
position, Xi. The process of current flow through C26 is equivalent to integrating AX over the
drawing period.
The drawing period may last for 4
/.LS
(short line) or 19
ps
(long line). The hold period lasts
for 1
,xs.
When the Line Generator is drawing a long line (19
ps),
switch
QS
is open and the
current through C26 is determined by R15. When the Line Generator is drawing a short line
(4
ps),
switch
QS
is closed and the current through C26 is determined by
R15
in parallel
with R7, R18. In either case, the current must be precisely set so that the X position will
become
Xi
+
r
=
Xi
+ AX at the end of the drawing period. In the long line mode, XLL
potentiometer R6 of the Summing Amplifier is adjusted to get accurate line positioning. For
accuracy in the short line mode, XSL potentiometer R18 must be properly adjusted.
Diodes CR22 and CR23 keep the source of Q5 within 0.7 V of ground during the hold mode.
Capacitors C43 and C27 and signal LINTG compensate for gate feedthrough on Q5. R16,
C29, and C28 provide frequency compensation for
Ul.
A3A3
3

X Filter
@
The X Filter is a 2.5 MHz low-pass filter which smooths out transients from the X Integrator.
Y Register
@
U9
and
UlO
form a lo-bit Y Register. When a new Y position is present on
BO-B9
of the
Digital Storage Bus, the CHAR line is held low and positive-going edge on LDY causes
U9
and
UlO
to be loaded with the value of
BO-B9.
These 10 bits then become the Y position
input to the Y DAC. When characters are being drawn, bits 1 through 4 of the Y Register are
changed. BO-B3 of the Digital Storage Bus carry the series of Y values representing the Y
components of the character strokes. When the next Y value is present on BO-B3, the CHAR
line is held high and a positive-going edge on LDCHAR causes
U9
to be loaded with the new
values for bits 1 through 4 of the Y position.
Y DAC, Y Summing Amplifier, Y Sample and Hold, Y Integrator,
and Y Filter
@
0
@
@
@
The Y DAC, Y Summing Amplifier, Y Sample and Hold, Y Integrator, and Y Filter operate
in a manner identical to that of the corresponding X Line Generator circuits.
Expand Register
@
U14 is a 2-bit Expand Register which provides scale and origin-shift information to the X and
Y Line Generators. When a new expand value is present on B6 and B8 of the Digital Storage
Bus, a positive-going edge on LDEXP causes
U14
to be loaded with the value of B6 and B8.
A high on B6 will cause a scale increase of 13 percent over normal (the graticule is drawn
at normal scale) and an origin shift of 13.6 percent of normal scale.
Q16
and Q17 provide
buffering from the TTL signals to the analog circuits.
Reference
@
U13 provides the reference voltage to the X and Y DACs. The magnitude of the reference
voltage is proportional to the scale of the Line Generator output. For normal scale the
reference voltage is nominally -5.12 V. For the three expanded scales, the reference may be
-5.8 V, -7.9 V, or -8.6 V.
Y Offset
@
The Y Offset circuit supplies a signal to the Y Summing Amplifier such that the output of the
Y Line Generator will be 0 V when the Y Register contains all zeroes and no origin shift is
present. YOS potentiometer R43 is used to make the adjustment.
4
A3A3

Long Line Switch Driver
@I
The long Line Switch Driver provides level translation from the TTL signal LLL to the gate
signals for Q7 and
QS.
A high on LLL turns on Q7 and
QS.
Line Generator liming
Figure 3 shows the timing relationship between the X and Y Line Generator outputs and the
drive signals. Changes in the X Register, Y Register, and Expand Register Occur only during
the drawing period; that is, when the Sample and Hold circuit is holding. Changes in the LLL
signal occur only during the setup period; that is, when the Integrator is holding. The length
of the drawing period (either 4 or 19
,US)
is determined by A3A2 Intensity Control.
LGX
OR LGY
SMPL
OR
INTG
I NTG
OR HLDX
OR HLDY
I
SETUP (SAMPLE) DRAW (INTEGRATE)
(1
uSEC)
(4 OR 19
uSEC)
Figure 3. Line Generator Timing
A3A3
5

A3A3 Line Generator, Troubleshooting
The A3A3 Line Generator Assembly converts the digital X and Y display positions from the
Digital Storage processor to analog values and draws lines between them. It positions the
characters with respect to the graticule and sets the size of the display and graticule.
A distorted CRT display involving both the horizontal and the vertical components is often
caused by malfunctions on this assembly. If only the video information is distorted, suspect
the A3A8 Analog Digital Converter. Drawing of the characters is controlled by the Character
Stroke Memory on the
A3A4
Memory Assembly.
If both the X and Y channels are distorted, suspect the Expand Register
@,
Reference
0,
Long Line Switch Driver
@
and/or the INTG or SMPL control signals, as these are common
to both channels.
If the positive amplitude at
A3A3TPll
is only $2 V, the gate of either Q5 or
QlO
has been
damaged.
The Long Line switches Q7 and
QS
can be tested as follows. Set A3A2R12 in the LL position
(full CW).
A3A3TP6
is then a TTL low and the gates of Q7 and
QS
are approximately
-15 V. With
A3A2R12
in the fully CCW position, A3A3TP6 is a TTL high and the gates of
Q7 and
QS
are approximately -1 V.
If it is determined that any of the Sample and Hold FETs
Ql
through Q4 or
Q12
through
Q15
are defective, the best procedure is to replace all four since it is not easy to determine
which FET is defective.
The Digital Storage Test Programs can be used to troubleshoot the analog functions on A3A3.
When using these programs, the
LL/SL
pot
A3A2R12
should be set to the full CW position
(LL). The SL (full CCW) position should also be examined as it exercises the circuitry at the
highest speeds.
Digital Storage Test Program 5 and the CRT display are used to verify the input Registers
and the DACs. It is not necessary to remove
A3Al
when testing A3A3. The display in Figure
4 is the result of a Y DAC or Y Register malfunction. Notice that the malfunction causes
vertical jumps in the test waveform. A defective component in the X channel would cause
horizontal jumps.
6
A3A3

Figure 4. Digital Storage Test Program 5 Display with Defective Y Channel
The Expand Register
@
and Reference
@
set the
VREF
levels for the X and Y
DACs.
This
provides both magnification and origin shift for the display. As shown in Table 1, four voltage
levels are generated. These levels are present when Digital Storage Test Program 3 is used
(again it is not necessary to remove
A3Al).
The reference voltage is measured at
A3A3TP8.
With A3A2R12 in the LL position and the oscilloscope sweep time set to 2 ms/div, the
waveform shown in Figure 5 will result. In the SL position the waveform is identical for a
sweep time of 1 ms/div.
Table 1. Reference Voltage Truth Table
Reference Voltage
-5.1
V
-5.8
V
-7.9
V
-8.6
V
U14 pin 3
HL
H
L
U14pin
11 H
HLL
A3A3
7

2V/DIV
2MS/D
IV
A3A2Rl2
FULLY CW
Figure 5. Reference Voltages
The following program is useful in troubleshooting problems related to the dynamic operation
of the Summing Amplifiers, Sample and Hold, and Integrators. It draws a line from the lower
left corner of the display to the upper right corner and then back to the lower left.
Key in the following:
Instrument Preset Comments
[TM
TRACE A
(BLADE?)
TRACE B
[SHIFT)
Recorder Upper Right
....................................... WRITE:
1056Hz
.......................................................
..Ski p Page
[$i$?J
Recorder Lower Left
.....................................
DSPL ADRS
0 Hz
@7iF)
Recorder Upper Right
....................................... WRITE:
1026 Hz
..................................................
Vector Command
OHz
....................................................... ..X,Ypair 1
OHz
.......................................................
..X,Ypair
1
1023Hz
......................................................
..X,Ypair
2
1023Hz
......................................................
..X,Ypair
2
0 Hz
....................................................... ..X,Ypair 3
OHz
.......................................................
..X,Ypair
3
1056Hz
.......................................................
..Ski p Page
[G%?)
Recorder Lower Left
.....................................
DSPL ADRS
2048 Hz
(SHIFT)
Recorder Upper Right
....................................... WRITE
1056Hz
.......................................................
..Ski
p Page

The waveforms in Figure 6 show the X and Y channel outputs for this program.
The +5 V pulse at A3A3TP12 is the “next X” data from the X DAC. In this program the
“X shift” value from the Expand Register is 0 V. The “present
X”
value is the waveform of
A3A3TPlO. The ouput at A3A3TP12 is AX = “next
X”
+ “X shift”
-
“present X.” The
small spikes every 5
j~s
indicate the beginning and end of the 1
/.LS
sampling period.
A3A3TP4
shows the output of the Sample and Hold circuitry. Note that the output is inverted relative
to the output of the summing amplifier.
A3A3TPlO
shows the result of integrating AX over the drawing period. See
“A3A3
Line
Generator Circuit Description” in this chapter for a more complete description of the
operation of the Integrator circuit.
Oscilloscope Settings:
Sweeptime:
lO+s/div
Ext. trigger:
TPlO
Vertical:
Upper trace:
ZV/div
Lower trace:
lV/div
Analyzer Settings:
A3A2R12:
Fully CCW
Oscilloscope Settings:
Sweeptime:
lDps/div
Ext. trigger:
TPlO
Vertical :
Upper trace:
2V/div
Lower trace:
lV/div
Analyzer Settings:
A3A2R12:
Fully CCW
TP4
TP7
TPlO
TP9
TP12
TP5
TPlO
TP9
a. Sample and Hold Output
b.
Surrrning
Amplifier Output
-
DV
Figure 6. Line Generator X and Y Channel Outputs
A3A3
9

Reference
Designatior HP Part
Number
c
c
A3A3 85662-60128
:
A3A3Cl
A3A3C2
A3A3C3
A3A3C4
A3A3C5
0180-0374
:
0180-0374
:
0180-0374
:
0160-2257
:
0160-2257
c
A3A3C6
0160-4084
E
A3A3C7 0160-4084
E
A3A3CB
0160-4084
E
A3A3C9 0160-4084
a
A3A3ClO
0160-4084
a
A3A3Cll 3160-4084
a
A3A3C12 3160-4084
a
A3A3C13 3160-4084
a
A3A3C14
3160-4084
8
A3A3C15
3160-4084
8
A3A3C16
A3A3C17
A3A3ClB
A3A3C19
A3A3C20
1160-4084
a
1160-4084
8
3160-4084
8
1160-4084
a
1160-4084
8
A3A3C21
A3A3C22
A3A3C23
A3A3C24
A3A3C25
1160-2250
6
1160-2250
6
1160-3067
5
1160-2250
6
1160-3067
5
A3A3C26
A3A3C27*
1160-2675
9
A3A3C28
1160-2250
6
A3A3C29
1160-3995
5
A3A3C30
)160-3995
3
A3A3C31
A3A3C32*
1160-2675
3
A3A3C33
1160-2250
5
A3A3C34
1140-0191
3
A3A3C35
A3A3C36
A3A3C37
A3A3C38
A3A3C39
1140-0199
j
1160-3536
3
1140-0191
3
1140-0199
5
1160-3536
3
A3A3C40
1160-2055
3
A3A3C41
1160-2055
3
A3A3C42
1160-2055
3
A3A3C43
1160-2241
5
A3A3C44
~160-2241
5
-
*
1
1
1
1
1
1
1
1
1
1
1
1
1
1
1
1
1
1
1
1
1
1
1
1
1
1
1
1
1
1
1
1
1
1
1
1
1
1
1
1
1
1
1
-
A3A3 Line Generator
Description
Mfr
Mfr Part
Code Number
BOARD ASSEMBLY, LINE GENERATOR
2848L
85662-60128
CAPACITOR-FXD
lOUF+-10%
20VDC TA
56285
1500106X9020B2-OYS
CAPACITOR-FXD
lOUF+-10%
ZOVDC
TA
56285
150D106X9020B2-DYS
CAPACITOR-FXD
lOUF+-10%
ZOVDC
TA
56285
150D106X9020B2-OYS
CAPACITOR-FXD
1OPF
+-5% 500VDC CER
0+-6( 52763
2ROPLXO501RNPO
CAPACITOR-FXD
1OPF
+-5x 500VDC CER
0+-6( 52763
2RDPLXOSOlRNPO
CAP-FXD
O.luF
50 V
56289 lC20X7R104M05OB
CAP-FXD
O.luF
50 V
56289
lC2OX7R104M05OB
CAP-FXD
O.luF
50 V
56289
lC20X7R104M0508
CAP-FXD
O.luF
50 V
56289 lC20X7R104MO508
CAP-FXD
O.luF
50 V
56289
lC20X7R104MO5OB
CAP-FXD
O.luF
50 V
56289
lC20X7R104M05OB
CAP-FXD
O.luF
50 V
56289
lC20X7R104MO5OB
CAP-FXD
O.luF
50 V
56289
lC2OX7R104M0508
ZAP-FXD
O.luF
50 V
56289
lC20X7R104M05OB
:AP-FXD
O.luF
50 V
56289
lC20X7R104MO508
:AP-FXD
O.luF
50 V
56289
:AP-FXD
O.luF
50 V
56289
:AP-FXD
O.luF
50 V
56289
:AP-FXD
O.luF
50 V
56289
ZAP-FXD
O.luF
50 V
56289
:AP-FXD
5.lpF
500 V
:AP-FXD
5.lpF
500 V
:APACITOR-FXD
200PF +-5% 300VDC MICA
0+7
:AP-FXD
5.lpF
500 V
:APACITOR-FXD
200PF
+-5X
300VDC MICA
0+7
52763
52763
09023
52763
09023
09023
CD15FD201J03
CD15FD201J03
:APACITOR-FXD
3900PF +-1X 300VDC MICA 0+
IAY NOT BE INSTALLED.
lEFER
TO
85662-60128
SCHEMATIC.
:AP-FXD
5.lpF
500 V
:APACITOR-FXD
390DPF
+-lo%
250VDC CER
:APACITOR-FXD
3900PF
+-lo%
250VDC CER
CD19.5FD392F03
52763 855-250V
Y5R
392K
855-250V
Y5R
3921:
:APACITOR-FXO
3900PF +-1% 300VDC MICA 0+
IAY
NOT BE INSTALLED.
!EFER
TO 85662-60128 SCHEMATIC.
:AP-FXD
5.lpF
500 V
:AP-FXD 56pF 300 V MICA
09023
CD19.5FD392F03
52763
09023
CD15ED56OJ03
:APACITOR-FXD
240PF +-5% 300VDC MICA
09023
CD15FD241J03
:APACITOR-FXD
620PF
+-5X
1OOVDC
MICA
0+7 09023
CD15FC621JD3
:AP-FXD 56pF 300 V MICA 09023
CD15ED56OJ03
:APACITOR-FXD
240PF
+-5x
300VDC
MICA
09023
CD15FD241J03
:APACITOR-FXD
620PF +-5%
1OOVDC
MICA
0+7
09023
CD15FC621J03
:APACITOR-FXD
.OlUF
+80-20x
1OOVDC
CER
.APACITOR-FXD
.OlUF
+BO-20%
1OOVDC
CER
.APACITOR-FXD
.OlUF
+80-20x
1OOVDC
CER
AP-FXD
2.2pF
500 V
805-504 Y5V 1032
805-504
Y5V 1032
805-504 Y5V
1032
.AP-FXD 2.2pF 500 V 52763
52763
*Indicates
factopselected
value
8.X62-60128 Parts List
Page 1 of 4

HP Part Number 85662-60128
A3A3 Line Generator
Reference
Designation HP Part
Number
A3A3C45 0160-2264
A3A3C46 0160-2264
A3A3C48 0160-4084
A3A3C49 0160-4084
A3A3CRl 1901-0535
A3A3CR2
A3A3CR3
A3A3CR4
A3A3CR5
A3A3CR6
1901-0535
1901-0535
1901-0535
1901-0535
1901-0535
A3A3CR7
A3A3CR8
A3A3CR9
A3A3CRlO
A3A3CRll
1901-0535
1901-0535
1901-0535
1901-0535
L901-0535
A3A3CR12
A3A3CR13
A3A3CR14
A3A3CR15
A3A3CR16
1901-0535
1901-0535
1901-0535
1901-0535
1901-0535
A3A3CR17
A3A3CR18
A3A3CR19
A3A3CR20
A3A3CR21
1901-0535
1901-0535
1901-0535
1901-0535
1901-0040
A3A3CR22
A3A3CR23
A3A3CR24
A3A3CR25
A3A3CR26
1901-0040
1901-0040
1901-0040
L901-0535
1901-0040
A3A3CR27 !901-0535
A3A3CR28 .901-0535
A3A3Ll l140-0210
A3A3L2 1140-0210
A3A3L3
1100-1618
43A3L4
1100-1620
43A3LS
~100-1618
43A3L6
1100-1620
43A3MPl .040-0751
13A3MP2
480-0073
13A3MP3
\3A3Ql
\3A3Q2
\3A3Q3
A3A3Q4
855-0081
855-0081
855-0081
1855-0081
A3A3Q5
.855-0241
A3A3Q6 .855-0050
A3A3Q7 .855-0020
8566260128 Parts List
Page 2 of 4
t
t
s
t
I
<
c
C
c
E
c
3
3
3
3
3
1
2t
1
1
1
1
1
1
1
1
1
1
1
1
1
1
1
1
1
1
1
1
1
1
1
1
1
1
1
1
1
1
1
1
1
1
1
1
1
1
1
2
1
1
1
1
1
1
1
Description
CAPACITOR-FXO
2OPF
+-5% 500VOC CER 0+-31
CAPACITOR-FXO
2OPF
+-5%
SOOVOC
CER
0+-3C
CAP-FXD
O.luF
50 V
CAP-FXD
O.luF
50 V
DIODE-SCHOTTKY SM SIG
5276:
2RDPLX05020RNPO
5276:
ZRDPLX05020RNPO
5628!
lCZOX7R104M050B
5628:
lC20X7R104M050B
DIODE-SCHOTTKY
SM
SIG
DIODE-SCHOTTKY
SM
SIG
DIODE-SCHOTTKY
SM
SIG
DIODE-SCHOTTKY SM SIG
DIODE-SCHOTTKY SM SIG
DIODE-SCHOTTKY
SM
SIG
DIODE-SCHOTTKY SM SIG
DIODE-SCHOTTKY SM SIG
3IODE-SCHOTTKY
SM SIG
)IODE-SCHOTTKY
SM SIG
IIODE-SCHOTTKY
SM
SIG
JIODE-SCHOTTKY
SM SIG
DIODE-SCHOTTKY SM SIG
DIODE-SCHOTTKY
St4
SIG
DIODE-SCHOTTKY SM SIG
DIODE-SCHOTTKY SM SIG
DIODE-SCHOTTKY
SM
SIG
DIODE-SCHOTTKY SM SIG
DIODE-SCHOTTKY
SM
SIG
DIODE-SWITCHING 30V 50MA
2NS
DO-35
71468
DIODE-SWITCHING 30V 50MA
2NS
DO-35
DIODE-SWITCHING 30V 50MA
2NS
DO-35
IIODE-SWITCHING
30V 50MA
2NS
DO-35
3IODE-SCHOTTKY
SM SIG
JIODE-SWITCHING
30V 50MA
2NS
DO-35
71468
71468
71468
71468
)IODE-SCHOTTKY
SM
SIG
)IODE-SCHOTTKY
SM
SIG
LNOUCTOR
RF-CH-MLD
1OOUH
+-5%
.166bINX.
[NDUCTOR RF-CH-ML0
IOOUH
+-5%
.1660-INX.
[NDUCTOR RF-CH-MLD
5.6UH
+-10x
.166D-INX
99800 1537-76
99800 1537-76
99800 1537-30
[NDUCTOR RF-CH-MLD 15UH +-10x
.166D-INX.
:NDUCTOR
RF-CH-MLD
5.6UH
+-10x
.166D-INX
:NDUCTOR
RF-CH-MLD
15UH
+-lo%
.166D-INX.
:XTR-PC BD ORN POLYC
.062-IN-BD-THKNS
I-
'IN-ROLL
.062-IN-DIA
.25-IN-LG BE-CU
99800 1537-40
99800 1537-30
99800 1537-40
72962
99-012-062-0250
IOT ASSIGNED
'RANSISTOR J-FET N-CHAN D-MODE SI 34677
'RANSISTOR J-FET N-CHAN D-MODE SI 34677
'RANSISTOR J-FET N-CHAN D-MODE SI 34677
TRANSISTOR J-FET
N-WAN
D-MODE SI
34677
TRANSISTOR MOSFET N-CHAN E-MODE TO-72 SI
TRANSISTOR-JFET DUAL N-CHAN D-MODE SI PD
TRANSISTOR J-FET N-CHAN D-MODE TO-18 SI 34677
04713
*Indicates factory-selected value
Mfr
Code
1
Mfr Part
Number
SFE793

HP Part Number 85662-60128
A3A3 Line Generator
Reference
HP Part C
Number D
Gty
Description Mfr
Designation
Mfr Part
Code Number
A3A3Q8
1855-0020 8
1
TRANSISTOR J-FET N-CHAN D-MODE TO-18
ST
A3A3Q9
04713
1853-0034 SFE793
0
1
TRANSISTOR PNP
SI
TO-18 PD=360MW
04713
A3A3QlO
1855-0241
5
1
TRANSISTOR MOSFET N-CHAN E-MODE TO-72
SI
A3A3Qll 1855-0050
4
1
A3A3Q12 TRANSISTOR-JFET DUAL N-CHAN D-MODE
ST
PD
34677
1855-0081
1 1
TRANSISTOR J-FET
N-CHAN D-MODE SI
A3A3Q13
34677
1855-0081
1
1
TRANSISTOR J-FET N-CHAN D-MODE
ST
A3A3Q14
34677
1855-0081
1 1
TRANSISTOR J-FET
N-CHAN D-MODE SI 34677
A3A3Q15
1855-0081
1
1
TRANSISTOR J-FET N-CHAN
D-MODE SI
A3A3Q16
34677
1853-0034
0
1
TRANSISTOR PNP SI TO-18 PD=360MW
A3A3Q17
04713
1853-0034
0
1
TRANSISTOR PNP SI TO-18 PD=360MW
04713
A3A3Rl 2100-3356
1 1
RESISTOR-TRMR
200K
10% TKF SIDE-ADJ
l-TR
32997
A3A3R2
2100-3357 3386X-Y46-204
2
1
RESISTOR-TRMR 500K 10% TKF SIDE-ADJ l-TR
32997 3386X-Y46-504
A3A3R3
0698-3440
7
1
RESISTOR
196 1%
.125W
TF TC=O+-100
19701
SFR25H
A3A3R4
2100-3207
11
RESISTOR-TRMR 5K 10% TKF SIDE-ADJ
l-TRN 32997
A3A3R5
2100-3207 3386X-Y46-502
11
RESISTOR-TRMR
SK
10% TKF SIDE-ADJ l-TRN
32997
A3A3R6
2100-3207
3386X-Y46-502
1 1
RESISTOR-TRMR 5K 10% TKF SIDE-ADJ I-TRN
32997
A3A3R7
3386X-Y46-502
2100-3351
6
1
RESISTOR-TRMR 500 10% TKF SIDE-ADJ I-TRN
32997 3386X-146-501
A3A3R8
2100-3351
6
1
RESISTOR-TRMR 500 10% TKF SIDE-ADJ l-TRN
32997
A3A3R9
3386X-Y46-501
2100-3207
11
RESISTOR-TRMR
SK
10% TKF SIDE-ADJ l-TRN
32997
A3A3RlO
0698-5350 3386X-Y46-502
2
1
RESISTOR
2.613K
+-0.1X
.125W
TF TC=O+-25
19701
5033R
A3A3Rll 0698-5350
2
1
RESISTOR
2.6131: +-0.1%
.125W
TF TC=O+-25
19701
A3A3R12 5033R
0698-3157
3
1
RESISTOR
19.6K
1%
.125W
TF TC=O+-100
19701
SFR25H
A3A3R13 0698-5350
2
1
RESISTOR 2.613K
+-0.1X
.125W
TF TC=O+-25
19701
5033R
A3A3R14
0698-5350
2
1
RESISTOR 2.613K
+-0.1X
.125W
TF TC=O+-25
19701
5033R
A3A3R15
0698-7095
6
1
RESISTOR 11K
+-0.25%
.125W
TF TC=O+-50
19701
5033R
A3A3R16
0698-3428
11
RESISTOR
14.7 1%
.125W
TF TC=O+-100
91637
A3A3R17
0698-0085 CMF-55-1, T-l
0
1
RESISTOR
2.61K
1%
.125W
TF TC=O+-100
19701 SFR25H
A3A3R18
0698-5350
2
1
RESISTOR 2.6131:
+-O-l%
.125W
TF TC=O+-25
19701 5033R
A3A3R19
0757-0442
9
1
RESISTOR
10K
+-1%
.125W
TF TC=O+-100
19701 SFR25H
A3A3R20
0757-0438
3
1
RESISTOR 5.11K +-1%
.125W
TF TC=O+-100
19701 SFR25H
A3A3R21 0757-0462
3
1
RESISTOR
75K +-1%
.125W
TF TC=O+-100
19701 SFR25H
A3A3R22
0698-3440
7
1
RESISTOR 196
1%
.125W
TF TC=O+-100
19701 SFR25H
A3A3R23
0698-0084
9
1
RESISTOR 2.15K
1%
.125W
TF TC=O+-100
19701
SFR25H
A3A3R24
0757-0424
71
RESISTOR l.lK
+-1X
.125W
TF TC=O+-100
19701
SFR25H
A3A3R25
0698-3161
9
1
RESISTOR 38.3K 1%
.125W
TF TC=O+-100
19701 SFR25H
A3A3R26
0757-0444
1
1
RESISTOR
12.1K
+-I%
.125W
TF TC=O+-100
19701
SFRZSH
A3A3R27 0698-5350
2
1
RESISTOR
2.613K
+-0.1X
.125W
TF TC=O+-25
19701
5033R
A3A3R28
0698-5350
2
1
RESISTOR 2.613K
+-0.1%
.125W
TF TC=O+-25
19701
5033R
A3A3R29
0698-5350
2
1
RESISTOR
2.613K
+-0.1%
.125W
TF TC=O+-25
19701 5033R
A3A3R30
0698-7095
6
1
RESISTOR
11K
+-0.25%
.125W
TF TC=O+-50
19701 5033R
A3A3R31 0698-3428
11
RESISTOR 14.7 1%
.125W
TF TC=O+-100
91637
A3A3R32
0757-0442 CMF-55-1, T-l
9
1
RESISTOR
IOK
+-1X
.125W
TF TC=O+-100
19701 SFR25H
A3A3R33
0698-0085
0
1
RESISTOR 2.61K 1%
.125W
TF TC=O+-100
19701 SFR25H
A3A3R34
0757-0442
9
1
RESISTOR
10K
+-1%
.125W
TF TC=O+-100
19701 SFR25H
A3A3R35
0698-3136
8
1
RESISTOR
17.8K
1%
.125W
TF TC=O+-100
19701
SFR25H
A3A3R36
0757-0438
3
1
RESISTOR
5.11K
+-1X
.125W
TF TC=O+-100
19701
SFR25H
A3A3R37
0698-3440
7
1
RESISTOR 196 1%
.125W
TF TC=O+-100
19701 SFR25H
*Indicates factory-selected value
85662-60128
Parts List
Page 3 of 4

HP Part Number 85662-60128
A3A3 Line Generator
Reference
HP Part C
Number D
GtY
Description Mfr
Designation Mfr Part
Code Number
A3A3R38 0698-0084
9
1
RESISTOR
2.15K
1%
.125W
TF TC=O+-100
A3A3R39 19701
0698-3157 SFR25H
3
1
RESISTOR
19.6K
1%
.125W
TF TC=O+-100
A3A3R40 19701
0698-3157 SFR25H
3
1
RESISTOR
19.6K
1%
.125W
TF TC=O+-100
A3A3R41 19701
0698-3157 SFR25H
3
1
RESISTOR
19.6K
1%
.125W
TF TC=O+-100
A3A3R42
19701
SFR25H
0698-3157
3
1
RESISTOR
19.6K
1%
.125W
TF TC=O+-100
19701 SFR25H
A3A3R43 2100-3354
9
1
RESISTOR-TRMR 50K 10% TKF SIDE-ADJ l-TRN
32997
A3A3R44 0698-3157 3386X-146-503
3
1
RESISTOR
19.6K
1%
.125W
TF TC=O+-100
19701
A3A3R45 SFR25H
0698-3441
8
1
RESISTOR 215 1%
.125W
TF TC=O+-100
19701
A3A3R46 0757-0442 SFR25H
9
1
RESISTOR
10K
+-1%
.125W
TF TC=O+-100
A3A3R47* 19701
SFR25H
0698-6360
6
1
RESISTOR
10K
+-0.1%
.125W
TF TC=O+-25
19701 5033R
A3A3R48*
0698-6360
6
1
RESISTOR
10K
+-0.1X
.125W
TF TC=O+-25
19701
A3A3R49 5033R
0698-3150
6
1
RESISTOR
2.37K
1%
.125W
TF TC=O+-100
19701
A3A3R50 SFR25H
0757-0424
71
RESISTOR
l.lK
+-1%
.125W
TF TC=O+-100
19701
A3A3R51 SFR25H
0698-0084
9
1
RESISTOR
2.15K
1%
.125W TF TC=O+-100 19701
A3A3R52 SFR25H
0757-0421
4
1
RESISTOR 825
+-I%
.125W
TF TC=O+-100
19701 SFR25H
A3A3R53 0757-0438
3
1
RESISTOR
5.11K
+-1X
.125W
TF TC=O+-100
19701
A3A3R54 SFR25H
0757-0465
6
1
RESISTOR
1OOK
+-1%
.125W
TF TC=O+-100
19701 SFR25H
A3A3R55 0757-0814
9
1
RESISTOR
511 +-I%
.5W
TF TC=O+-100
19701 5053R
A3A3TPl 0360-0535
0
1
TERMINAL-TEST POINT
.330IN
ABOVE
46819
A3A3TP2 0360-0535
0
1
TERMINAL-TEST
POINT
.330IN
ABOVE
46819
A3A3TP3 0360-0535
0
1
TERMINAL-TEST
POINT
.330IN
ABOVE
46819
A3A3TP4 0360-0535
0
1
TERMINAL-TEST POINT
.330IN
ABOVE
46819
A3A3TP5 0360-0535
0
1
TERMINAL-TEST
POINT
.330IN
ABOVE
46819
A3A3TP6 0360-0535
0
1
TERMINAL-TEST
POINT
.330IN
ABOVE
46819
A3A3TP7 0360-0535
0
1
TERMINAL-TEST
POINT
.330IN
ABOVE
46819
A3A3TP8 0360-0535
0
1
TERMINAL-TEST
POINT
.330IN
ABOVE
46819
A3A3TP9 0360-0535
0
1
TERMINAL-TEST
POINT
.330IN
ABOVE
46819
A3A3TPlO 0360-0535
0
1
TERMINAL-TEST
POINT
.330IN
ABOVE
46819
A3A3TPll 0360-0535
0
1
TERMINAL-TEST
POINT
.330IN
ABOVE
46819
A3A3TP12 0360-0535
0
1
TERMINAL-TEST
POINT
.330IN
ABOVE
46819
A3A3Ul 1826-0079
6
1
IC OP AMP WB TO-99 PKG 34371 HAZ-2625-5
A3A3U2 1826-0089
8
1
IC OP AMP
WI3
TO-99 PKG
34371
A3A3U3
1826-0079 6 1
IC OP AMP WB TO-99 PKG HAz-2525-5
(SE
L
E
CTED
)
34371 HAZ-2625-5
A3A3U4 1826-0684
9
1
D/A 12-BIT
18-CBRZ/SDR
CMOS
24355
A3A3U5 1820-1444 AD7541BD(SEL)
9
1
IC MUXR/DATA-SEL TTL LS Z-TO-l-LINE QUAD
01295 SN74LS298N
A3A3U6 1820-1196 8
1
IC FF TTL
LS D-TYPE POS-EDGE-TRIG COM CL
01295 SN74LS174N
A3A3U7 1826-0079
6
1
IC OP AMP
W8 TO-99 PKG 34371
HAZ-2625-5
A3A3U8 1826-0684
9
1
D/A
18-CBRZ/SDR
12-BIT
CMOS
24355
A3A3U9 1820-1444 AD7541BD(SEL)
9
1
IC
MUXR/DATA-SEL
TTL LS Z-TO-l-LINE QUAD
01295 SN74LS298N
A3A3UlO 1820-1196
8
1
IC FF TTL
LS D-TYPE POS-EDGE-TRIG COM CL
01295 SN74LS174N
A3A3Ull 1826-0079
6
1
IC
OP AMP WB TO-99
PKG 34371 HAZ-2625-5
A3A3U12 1826-0089
8
1
IC OP AMP W8 TO-99 PKG
34371
A3A3U13 1826-0081 HAz-2525-5
(SELECTED)
0
1
IC OP AMP WB TO-99 PKG 27014 LM318H
A3A3U14 1820-1195
7
1
IC
FF TTL LS D-TYPE POS-EDGE-TRIG COM CL
01295 SN74LSl75N
A3A3U15
1820-1197
9
1
IC GATE TTL LS
NAND QUAD
2-INP 01295 SN74LSOON
A3A3VRl 1902-3036
3
1
DIODE-ZNR 3.16V
5% DO-7
PD=.4W
TC=-.064%
04713
A3A3VR2 1902-0686
3
1
DIODE-ZNR
6.2V
2% DO-7
PD=.4W
TC=+.OOZ%
04713 lN825
A3A3VR3 1902-3094
3
1
DIODE-ZNR
5.11V
2%
DO-35
PD=.4W
04713
85662-60128
Parts List
Page 4 of 4
*Indicates factoy-selected
vahe


R8
YSL,
L
Il)ln
R?
IC7n
XSL
0
0
0
R5
I I
‘Y
GAIN
R2
‘Y
EXP
A3A3 Line Generator Component Locations, 85662-60128

IF-DISPLAY SECTION
P
1
2
t
2
2
,
2
2
1
2
*
1’
*
1
2
1
3l
1.
3
1,
3:
I!
3.
1,
3.
1:
31
11
3,
--------
-------P--P------
A3A3
LINE GENERATOR
85662-60128 (1 OF 2)
(SERIAL PREFIX:
2403~)
GND
0
GND
a
GND
a
GND
a
*
GND
0
GND
Q
LGX
A3AZP?-23
0
GND
a
LGY
A3AZPl-24
P
GND
0
I
GND
a
GND
0
GND
a
GND
0
GND
a
GND
a
GND Q
GND
a
GND
0
GND
0
P21
29 83 A C
12
84
30
t;;W;;;
A C
*5
B”S A C
33
NC
16
DGND
I
Q
A3A3 Line Generator, Schematic Diagram (1 of 2)


A3A4
A3A4
Memory, Circuit Description
Memory Assembly
A3A4
contains 4096 12-bit words of static random-access memory (RAM)
and 2048 8-bit words of read-only memory (ROM), plus the necessary latches, buffers, and
control logic for input and output operations. Data for display annotation (center frequency,
reference level, and so on.), graticules, characters, and TRACE A and TRACE B is stored in
memory.
Display Memory
@
Display memory contains two 2 k x 12 blocks. The lower block, made up of U4 and U5,
corresponds to addresses 0000 through 2047 and is enabled by
LCEl
from Control Logic. The
upper block, U3 and U6, corresponds to addresses 2048 through 4095 and is enabled by LCE2.
Four of the eight input/output lines of U5 and U6 are not used since only
12-bit
data words
are required. LOE enables the RAM outputs for read operations only. LWE writes data to
the RAM.
The RAM address latches, U7 and U8, store the memory address during read and write
operations. These latches are required because the memory address register is occasionally
changed before a read operation is completed. When not enabled, these latches are
transparent.
Memory Address Register
@
Registers
U15
and
U16
store the memory address for display memory and character stroke
memory.
Memory Data Input Register
@
Registers
U9
and
Ull
store input data to be written to the display memory for write
operations only.
Buffers
UlO
and U12 pass data from Memory Data Input Register to display memory for
write operations only.
Memory Data Output Buffer
@
Buffers
U13
and U14 enable the output data from either display memory or character stroke
memory to the Digital Storage Bus for read operations only.
A3A4
1

Control Logic
@j
Control Logic generates control signals for display memory and buffers in Memory Data Input
Register. When control line CE (chip enable) is true, RAM address 11
@All)
from U7
generates low chip enable 1 and 2
(LCEl,
LCE2). Thi
s
enables the lower or upper block of
display memory during read and write operations.
During read operations, LOE (low output enable) is generated in
U17D
when CE is true
and LWRITE (low write) is false. During write operations,
U17C
produces LWE (low write
enable) when CE and LWRITE are true.
Inverters
U18E
and
U18D
produce LDINEN (low data input enable) when LWE is true. The
two inverters delay the rising edge of LDINEN to hold the data lines after LWE goes false, at
the end of a write operation.
Character Stroke Memory
@
ROM U2 is a 2048 word by 8-bit read-only memory that contains the relative X and Y axis
coordinate information that forms displayed characters. Each 8-bit word contains three bits
of X-axis information, four bits of Y-axis information, and one bit for blanking. The ROM is
addressed from the memory address register and the stroke counter. The ROM outputs are
enabled by LROMEN (low ROM enable).
Stroke Counter
@
The stroke counter drives the lower three address bits of character stroke memory. Since
most characters contain less than eight line segments, the character information is stored in
consecutive 8-word blocks in the ROM. The memory address register contains the address of
the 8-word block while the stroke counter contains the address of the individual strokes. To
read the information for all the line segments of a character, the memory address register is
held constant while the stroke counter addresses up to eight strokes.
The STROK8 output goes high to signal the processor that the eighth stroke has been
reached. LCLRSA clears the counter at the beginning of each character and INCRSA is used
to increment the counter after each stroke.
2
A3A4

A3A4
Memory, Troubleshooting
Test Program 4 is used to write and read various patterns from the Display Memory
@
and
to read the Character Stroke Memory
0.
An explanation of Test Program 4 is located in the
“A3 Digital Storage Troubleshooting” tab. This test requires that the Digital Storage input
bus be good (there are no shorted Digital Storage data lines). This could show up as incorrect
inputs to the memory address registers U15 and U16.
A3A4
3

A3A4
Memory
Reference
HP
Part
Designatior Number
A3A4
85662-60125
A3A4Cl
0160-4835
A3A4C2 0160-4835
A3A4C3
0160-4835
A3A4C4 0160-4835
A3A4C5 0160-4835
A3A4C6 0160-4835
A3A4C7
0160-4835
A3A4C8 0180-1746
A3A4C9
0160-4835
A3A4ClO 0160-4835
A3A4Cll
0160-4835
A3A4C12
0160-4835
A3A4C13 0160-4835
A3A4C14
0160-4835
A3A4C15
0160-4835
A3A4C16
0160-4835
A3A4C18 0160-4835
A3A4C19 0160-4835
A3A4C21 0160-4835
A3A4C22 0180-1746
A3A4MPl
A3A4MP2
A3A4MP3
A3A4Ul
A3A4U2
1480-0073
4040-0752
1820-1278
85662-80051
A3A4U3
1818-1611
A3A4U4
1818-1611
A3A4U5
1818-1611
A3A4U6
1818-1611
A3A4U7
1820-2102
A3A4U8
1820-2102
A3A4U9
1820-1196
A3A4UlO
1820-1492
A3A4Ull 1820-1196
A3A4U12
1820-1492
A3A4U13 1820-1492
A3A4U14 1820-1492
A3A4U15 1820-1196
A3A4U16 L820-1196
A3A4U17 1820-1197
A3A4U18 1820-1199
t
Description
MEMORY BOARD ASSEMBLY
2848C
85662-60125
CAPACITOR-FXD
.lUF
+-lo% SOVDC CER
04222
SA115C104KAAH
CAPACITOR-FXD
.lUF
+-lo% 50VDC CER
04222
SAllSC104KAAH
CAPACITOR-FXD
.lUF
+-10x 50VDC CER
04222
SA115C104KAAH
CAPACITOR-FXD
.lUF
+-lo% 50VDC CER
04222
SAllSC104KAAH
CAPACITOR-FXD
.lUF
+-lo% 5OVOC CER
04222
SA115C104KAAH
CAPACITOR-FXD
.lUF
+-lo% 50VDC CER
04222
SA115C104KAAH
CAPACITOR-FXO
.lUF
+-lo% SOVDC CER
04222
SAllSC104KAAH
CAPACITOR-FXD
15UF+-10%
POVDC
TA
56289
1500156X9020B2-DYS
CAPACITOR-FXD
.lUF
+-lo% 50VDC CER
04222
SA115C104KAAH
CAPACITOR-FXD
.lUF
+-10X 5OVDC CER
04222
SA115C104KAAH
CAPACITOR-FXD
.lUF
+-10X
SOVOC
CER
04222
SA115C104KAAH
CAPACITOR-FXD
.lUF
+-10X
SOVDC CER
04222
SA115C104KAAH
CAPACITOR-FXD
.lUF
+-lo% SOVDC CER
04222
SA115C104KAAH
CAPACITOR-FXD
.lUF
+-10x
SOVDC CER
04222
SA115C104KAAH
CAPACITOR-FXD
.lUF
+-10X
SOVDC CER
04222
SA115C104KAAH
CAPACITOR-FXD
.lUF
+-lo% 5OVDC CER
04222
SAllSClO4KAAH
CAPACITOR-FXD
.lUF
+-lo%
50VDC CER
04222
SA115C104KAAH
CAPACITOR-FXD
.lUF
+-lo% 50VDC CER
04222
SA115C104KAAH
CAPACITOR-FXD
.lUF
+-lo% SOVDC CER
04222
SAllSC104KAAH
CAPACITOR-FXD
lSUF+-10%
20VDC TA
56289
150D156X9020B2-DYS
'IN-ROLL
.062-IN-DIA
.25-IN-LG BE-CU
EXTR-PC BD YEL POLYC
.062-IN-BD-THKNS
l-
YOT ASSIGNED
72962
99-012-062-0250
IC
CNTR TTL LS BIN UP/DOWN SYNCHRO POS-E
01295
SN74LS191N
ZHARACTER
ROM
28480 85662-80051
[c
CMOS 16384
(16~)
STAT RAM
150-NS
3-s
tc
CMOS 16384
(16~)
STAT RAM
150-NS
3-s
LC
CMOS 16384 (16K) STAT RAM
150-NS
3-S
LC
CMOS 16384 (16K) STAT RAM
150-NS
3-S
[C
LCH TTL LS D-TYPE OCTL
34335
34335
34335
34335
01295
01295
01295
01295
01295
01295
01295
01295
01295
01295
01295
01295
AM9128-15PC
AM9128-15PC
AM9128-15PC
AM9128-15PC
SN74LS373N
[C
LCH TTL LS D-TYPE OCTL
[C
FF TTL LS D-TYPE POS-EDGE-TRIG COM CL
[C
BFR TTL LS INV HEX
l-INP
[C
FF TTL LS D-TYPE POS-EDGE-TRIG COM CL
[C
BFR TTL LS INV HEX l-INP
SN74LS373N
SN74LS174N
SN74LS368AN
SN74LS174N
SN74LS368AN
:C BFR TTL LS INV HEX I-INP
:C BFR TTL LS INV HEX I-INP
:C
FF TTL LS D-TYPE POS-EDGE-TRIG COM CL
:C
FF TTL LS D-TYPE POS-EDGE-TRIG COM CL
C GATE TTL LS NAND QUAD 2-INP
SN74LS368AN
SN74LS368AN
SN74LS174N
SN74LS174N
SN74LSOON
C INV TTL LS HEX
l-INP
SN74LS04N
*Indicates factory-selected value
Mfr
Mfr
Part
Code Number
8X62-60125 Parts List
Page 1 of 1


L
I
m
1
u17
m
-n-
U18
u9
4
UlO
4
Ull
d
U16
d
i
I
El
u2
I
El
u3
I
I
u4
m
pK\
i
i
U6
I
u7
I
4
I
I
I
U8
A3A4
Memory Component Locations, 85662-60125


A3A5
A3A5 Data Manipulator, Circuit Description
A3A5 Data Manipulator contains 16 random-access memory (RAM) registers and 32
read-only memory (ROM) registers, an accumulator, and an arithmetic logic unit (ALU). This
assembly provides all data functions and transfers for digital storage.
Register RAM
@
U13,
U15,
and
U17
form the 16
12-bit
RAM registers used for data storage during data
manipulation.
Constant ROM
@
Ul
and
U18
form the 16 12-bit ROM registers used as constants for data storage during data
manipulation.
Accumulator
@I
U7 and
U9
form the
12-bit
Accumulator, which receives and holds all results of ALU
operations.
Buffer
@
U5 and
Ull
are three-state data buffers that allow the Accumulator data to be transferred to
the Source Bus.
Arithmetic Logic Unit (ALU)
@
U2, U3, and U4 are the main Arithmetic Logic Unit (ALU).
U16
provides high-speed carry
look-ahead.
U14
decodes ALU outputs to determine whether a zero-value result has been
generated.
Pipeline Register
@
U12 and U24 form an instruction Pipeline Register for data manipulation instructions.
A3A5
1

Control Decoder
@
U19
through U23 decode data manipulation instructions into the necessary control lines.
Multiplexer/Bus Driver
@
U6, U8, and
UlO
form a 12-bit Bus Driver with two data inputs. Data from the RAM Bus or
from the Accumulator Bus may be transferred to the main Digital Storage Bus through these
drivers.
A3A5 Data Manipulator, Troubleshooting
To verify proper operation of A3A5 Data Manipulator, first use Test Program 2, with the
qualifier feedback disabled, to verify the qualifier select circuitry on A3A7. The next check
uses Test Program 3 to check the Data Manipulator Bus output at the connector and the
LZERO output at U14 pin 9. (Since Test Program 3 is the first program to use the qualifier
and the normal interrupt, the INTR line from
A3A2
to A3A6U16 pin 10 and the buffered
qualifier A3A6U27 might have to be checked. The INTR line should be a 50
kHz
signal.)
On all previous checks, they have not been enabled, so that the Source bus was always the
Constant ROM output. Test Program 5, though, enables U5 and
Ull
so they can be checked.
This also checks that the Constant ROM outputs can be disabled.
Test Program 1 checks the Accumulator, Control Decode logic, Pipeline Registers, and parts
of the ALU, Constant ROM, and the Multiplexer Bus Driver. The Register RAM outputs
are disabled by
A3A5TP2
being grounded; thus, they should be high. This eliminates the
feedback from the data bus back into the
A3A5
Data Manipulator.
Troubleshooting the Digital Storage Bus
If a Multiplexer Bus Driver on A3A5 has an incorrect output but all its inputs are good, the
multiplexer may be defective or there may be another bad driver/load on that data bit. If
replacing the multiplexer does not solve the problem, additional probing with a scope, current
tracer, or ohmmeter may be required to further isolate the bad node.
Test Program 2 is the same as Test Program 1 except that the Register
RAMS
are enabled.
This feedback path means that a low-order bit failure can make higher-order bits appear bad.
Therefore, it is best to probe beginning with bit 0 and then working up. If a register RAM
output appears incorrect, it may be due to either the RAM being defective, or the ALU input
being faulty. Grounding
A3A5TP2
disables the RAM outputs, and the ALU input is verified
by manually grounding the RAM output.
2
A3A5

Reference
Designatior
HP Part
Number
A3A5
85662-60145
A3A5Cl 0160-4835
A3ASC2 0160-4835
A3A5C3 0160-4835
A3A5C4 0160-4835
A3A5C5 0160-4835
A3A5C6 0160-4835
A3A5C7 0160-4835
A3A5C8 0160-4835
A3A5C9 0160-4835
A3ASClO
0160-4835
A3A5Cll 0160-4835
A3A5C12 0160-4835
A3A5C13 0160-4835
A3A5C14 0160-4835
A3A5C15
0160-4835
A3A5C16 0160-4835
A3A5C17 0160-4835
A3A5C18 0160-4835
A3A5C19 0160-4835
A3A5C20
0160-4835
A3A5C21 0160-4835
A3A5C22 0160-4835
A3A5C23 0160-4835
A3ASC24 0160-4835
A3A5C25 0160-4835
A3A5C26 0180-0228
A3A5C27 0180-0228
A3A5C28
0160-4832
A3A5C29 0160-4832
A3A5C30
0160-4832
A3A5Ll 08558-80011
A3ASMPl 1480-0073
A3A5MP2 4040-0753
A3A5Rl 0698-3155
A3A5R2 0698-3155
A3A5R3 0698-3155
A3A5R4 0698-3155
A3A5R5 0698-3155
A3A5R6 9698-3155
A3A5R7 1698-3155
A3A5R8 1698-3155
A3ASR9 1698-3155
A3A5RlO
1698-3155
A3A5Rll 1698-3155
A3A5R12 1698-3155
A3A5R13 1698-3155
,
1
1
1
;
1
t
t
1
1
!
t
t
(
1
1
1
1
1
1
It!
1
1
1
1
1
1
1
1
1
1
1
1
1
1
1
1
1
1
1
1
1
1
1
1
1
1
1
1
1
1
1
1
2
2
1
1
1
1
1
1
1
1
1
1
1
1
1
A3A5 Data Manipulator
Description
Mfr
Mfr Part
Code
Number
BOARD ASSEMBLY, DATA MANIPULATOR
2848(
85662-60145
CAPACITOR-FXD
.lUF
+-lo% 50VDC CER
04222
SAllSClO4KAAH
CAPACITOR-FXD
.lUF
+-lo% SOVDC CER
04222
SA115C104KAAH
CAPACITOR-FXD
.lUF
+-lo% 50VDC CER
04222
SA115C104KAAH
CAPACITOR-FXD
.lUF
+-lo% 50VDC CER
04222
SAllSC104KAAH
CAPACITOR-FXD .lUF +-lo% 50VDC CER
04222
SA115C104KAAH
CAPACITOR-FXD
.lUF
+-lo% SOVDC CER
04222
SA115C104KMH
CAPACITOR-FXD
.lUF
+-lo% SOVDC CER
04222
SAl15C104KAAH
CAPACITOR-FXD
.lUF
+-lo% SOVDC CER
04222 SA115ClOIIKAAH
CAPACITOR-FXD
.lUF
+-lo% 50VDC CER
04222
SA115C104KAAH
CAPACITOR-FXD
.lUF
+-lo% 50VDC CER
04222
SA115C104KAAH
CAPACITOR-FXD
.lUF
+-lo% 50VOC CER
04222
SAllSC104KAAH
CAPACITOR-FXD
.lUF
+-lo% SOVDC CER
04222
SA115C104KAAH
CAPACITOR-FXD .lUF +-10X 50VDC CER
04222
SA115C104KAAH
CAPACITOR-FXD
.lUF
+-lo% 50VDC CER
04222
SA115C104KAAH
CAPACITOR-FXD
.lUF
+-lo% 50VDC CER
04222
SAl15C104KAAH
CAPACITOR-FXD
.lUF
+-lo% 50VDC CER
04222
SA115C104KAAH
CAPACITOR-FXD
.lUF
+-lo% SOVDC CER
04222
SA115C104KAAH
CAPACITOR-FXD
.lUF
+-lo% 50VDC CER
04222
SAllSC104KAAH
CAPACITOR-FXD .lUF +-10% SOVDC CER
04222
SA115C104KAAH
CAPACITOR-FXD
.lUF
+-lo% 50VDC CER
04222
SAllSC104KAAH
CAPACITOR-FXD
.lUF
+-lo% 50VDC CER
04222
SA115C104KAAH
CAPACITOR-FXD
.lUF
+-lo% 50VDC CER
04222
SA115C104KAAH
CAPACITOR-FXD
.lUF
+-lo% 50VDC CER
04222
SA115C104KAAH
CAPACITOR-FXD
.lUF
+-lo% 50VDC CER
04222
SA115C104KAAH
CAPACITOR-FXD .lUF +-lo% SOVDC CER
04222
SA115C104KAAH
CAPACITOR-FXD
22UF+-10%
15VDC
TA
56289
150D226X9015B2-DYS
CAPACITOR-FXD
22UF+-10%
15VDC TA
56289
150D226X9015B2-DYS
CAPACITOR-FXD
.OlUF
+-lo%
1OOVDC
CER
04222
SAlOlC103KAAH
CAPACITOR-FXD
.OlUF
+-lo%
1OOVDC
CER
04222
SAlOlC103KAAH
CAPACITOR-FXD
.OlUF
+-lo%
1OOVDC
CER
04222
SAlOlC103KAAH
FILTER COIL BLUE
PIN-ROLL
.062-IN-DIA
.25-IN-LG BE-CU
EXTR-PC BD GRN POLYC
.062-IN-BD-THKNS
l-
RESISTOR 4.64K 1%
.125W
TF TC=O+-100
RESISTOR
4.64K
1%
.125W
TF TC=O+-100
2848C 08558-80011
72962
99-012-062-0250
SFR25H
SFR25H
RESISTOR 4.641: 1% .125W TF TC=O+-100
RESISTOR 4.641: 1% .125W TF TC=O+-100
RESISTOR 4.641: 1% .125W TF TC=O+-100
RESISTOR 4.641: 1% .125W TF TC=O+-100
ZESISTOR 4.641: 1% .125W TF TC=O+-100
SFR25H
SFR25H
SFR25H
SFR25H
SFR25H
ZESISTOR 4.641: 1% .125W TF TC=O+-100
ZESISTOR 4.641: 1% .125W TF TC=O+-100
1ESISTOR
4.641: 1%
.125W
TF TC=O+-100
tESISTOR
4.641: 1%
.125W
TF TC=O+-100
lESISTOR
4.641: 1%
.125W
TF TC=O+-100
{ESISTOR
4.64K
1%
.125W
TF TC=O+-100
19701
19701
19701
19701
19701
19701
19701
19701
19701
19701
19701
19701
19701
SFR25H
SFR25H
SFR25H
SFR25H
SFR25H
SFR25H
*Indicates factory-selected value
8X62-60145 Parts List
Page 1 of 2

Reference
Designation
A3A5R14
A3ASR15
A3A5R16
A3A5R17
HP Part
i
Number
c
0698-3155
0698-3132
0698-3132
0698-3155
A3A5TPl 0360-0535
(
A3A5TP2
'J360-0535
(
A3A5TP3
0360-0535
c
A3A5TP4
3360-0535
C
A3A5Ul 35662-80015
E
A3A5U2
A3A5U3
A3A5U4
A3A5U5
A3A5U6
1820-1974
C
1820-1974
C
1820-1974
C
1820-1491
6
L820-1439
2
A3A5U7
1820-1196
I
A3A5U8
1820-1439
;
A3A5U9
1820-1196
I
A3A5UlO
1820-1439
;
A3A5Ull 1820-1491
t
A3A5U12
1820-1076
:
A3A5U13 1816-0724
i
A3A5U14
1820-1130
t
A3ASU15
1816-0724
I
A3A5U16
1820-1305
I
A3A5U17
1816-0724
7
A3ASU18
35662-80016
C
A3A5U19
1820-0681
4
A3A5U20
1820-0685
8
A3A5U21 L820-1202
7
A3A5U22
A3A5U23
A3A5U24
1820-1197
9
1820-1287
8
.820-1195
7
85662-60145
Parts List
Page 2 of 2
-
m
-
1
1
1
1
1
1
1
1
1
1
1
1
1
1
1
1
1
1
1
1
1
1
1
1
1
1
1
1
1
1
1
1
-
A3AS
Data Manipulator
Description
RESISTOR
4.64K
1%
.125W
TF TC=O+-100
19701
RESISTOR 261 1%
.125W
TF TC=O+-100
19701
RESISTOR 261 1%
.125W
TF TC=O+-100
19701
RESISTOR 4.641: 1%
.125W
TF TC=O+-100
19701
TERMINAL-TEST POINT
.330IN
ABOVE
46819
TERMINAL-TEST POINT
.330IN
ABOVE
46819
TERMINAL-TEST POINT
.330IN
ABOVE
46819
TERMINAL-TEST POINT
.330IN
ABOVE
46819
IC ROM 512X8 28480
IC ARITH-LGC-UN TTL S 28480
IC ARITH-LGC-UN TTL S 28480
IC ARITH-LGC-UN TTL S 28480
IC BFR TTL LS NON-INV HEX l-INP
01295
IC MUXR/DATA-SEL TTL LS Z-TO-l-LINE Z-IN
01295
IC FF TTL LS D-TYPE POS-EDGE-TRIG COM Cl 01295
IC MUXR/DATA-SEL TTL LS Z-TO-l-LINE
2-Ih
01295
IC FF TTL LS D-TYPE PDS-EDGE-TRIG COM CL
01295
IC MUXR/DATA-SEL TTL LS Z-TO-l-LINE
2-Ih
01295
IC BFR TTL LS NON-INV HEX l-INP
01295
IC FF TTL S D-TYPE POS-EDGE-TRIG CLEAR
h
01295
IC TTL S 64-BIT STAT RAM 35-NS 3-S
34335
IC GATE TTL S NAND 13-INP 01295
IC TTL S 64-BIT STAT RAM 35-NS 3-S
34335
IC GEN TTL S LOOK-AHD-CRY
01295
IC TTL S 64-BIT STAT RAM 35-NS 3-S
IC ROM 512X8
IC GATE TTL S NAND QUAD
2-INP
IC GATE TTL S NAND TPL 3-INP
IC GATE TTL LS NAND TPL
3-INP
34335
28480
01295
01295
01295
IC GATE TTL LS NAND QUAD
P-INP 01295
IC BFR TTL LS NAND QUAD
2-INP 01295
IC FF TTL LS D-TYPE POS-EDGE-TRIG COM CL
01295
*Indicates
factory-selected value
Mfr Mfr Part
Code Number
SFR25H
SFR25H
SFR25H
SFR25H
85662-80015
1820-1974
1820-1974
1820-1974
SN74LS367AN
SN74LS258BN
SN74LS174N
SN74LS258BN
SN74LS174N
SN74LS258BN
SN74LS367AN
SN74S174N
SN74S189N
SN74S133N
SN74S189N
SN74S182N
SN74S189N
85662-80016
SN74SOON
SN74SlON
SN74LSlON
SN74LSOON
SN74LS37N
SN74LS175N


ACC ONLY
p
LOAD
1
0
0
0
0
0
0
0
0
-
l3
Oi
cl
+
o
Ll
9
ml
U18
Ull
1
OQ
ol
1
1
0
I::i
0
”
Ul
00
:.$I
,I
I
0
c
U2
u
u4
1
1
:
I
n
;D
zu
A
-
[lo
N
-
ii
0
A3A6 Data Manipulator Component Locations, 85662-60145


A3A6
A3A6
Main Control, Circuit Description
The Digital Storage Processor is controlled by an algorithmic state machine, which uses
relative-state addressing and interrupt linkage in performing the control algorithm. The
Digital Storage Processor includes
A3A4
Memory,
A3A5
Data Manipulator, A3A6 Main
Control, and
A3A7
Interface.
State Register
@J
The State Register,
U13
and
U14,
contains the present state of the algorithm. The present
state data is supplied to the Program ROM (Read-Only Memory), where it is decoded into
control functions.
Branch Length Adder
@
The Branch Length Adder,
Ul
and U2, receives branch length data from the Program ROM
and adds it to the present state data to generate the next state.
Link Register
@
The Link Register, U12 and U15, holds the suspended state of the main program during
interrupts and holds the next interrupt state during the main program.
In effect the Link Register acts as a “bookmark” for both the main program and the interrupt
program, so that either program can resume at the correct state.
State Machine Control
@
The State Machine Control,
U16,
U17, U18,
U27C,
and
U27D,
manages switching between
the main and interrupt programs. In addition, it generates a signal to increment the Branch
Length Adder for conditional branching.
Program ROM
@
The Program ROM, U4, U6, U8, and
UlO,
contains both the main program and the interrupt
program. U5, U7,
U9,
and
Ull
are test firmware used to generate diagnostic tests.
A3A6
1

Pipeline Registers
@
@
The Pipeline Registers, U24 and U28, hold instructions from the Program ROM for 125 ns
during execution.
Addressable Flip-Flops
@
U21 and U23 contain 16 flip-flops that may be individually set and cleared. These flip-flops
control signals for the Input Section and CRT Driver Section of A3 Digital Storage. The
Input Section includes A3A8 Analog-Digital Converter and A3A9 Track and Hold. The CRT
Driver Section includes
A3Al
Trigger, A3A2 Intensity Control, and
A3A3
Line Generator.
The flip-flops also control flags and memory control lines for the Processor Section, which
includes
A3A4
Memory, A3A5 Data Manipulator, A3A6 Main Control, and
A3A7
Interface.
U19,
U27A, and
U27B
decode instructions from Pipeline Register U28 to control the 16 flip
flops. U29 contains buffers to output flag and timer signals onto the Digital Storage Bus.
Control Pulses
@
U26 decodes eight control pulses based on the instruction in the Pipeline Register U24.
U25A
is a
flip-flop
that is set and cleared by the signals decoded by U26. U26 controls the reset of
peak detectors in the Input Section of A3 Digital Storage.
Dual Timer
@I
U20
provides two timing pulses. One, about 20 ms, controls the CRT refresh rate. The other,
about 20
/.Ls,
is used in the digital peak detection algorithm.
RAM Chip Enable Generator
@
U22 generates chip enable timing for A3A4 Memory. It delays execution of program
instructions
l-1/2
states (182.5 ns) to allow addresses to settle.
2
A3A6

A3A6
Main
Control,
Troubleshooting
The INTR and LQ inputs, such as U16 pin 10, are checked simply for activity.
The Free Run check is done with
A3A6TP8
grounded. This forces U27 pin 11 high and U18
pin 6 low. To verify these components and the
Ul
adder input, this ground is removed.
The Free Run check setup is used to verify the System ROM.
After A3A5 and
A3A7
have been checked, the LTSTA and LTSTB lines are verified by using
Test Program 4.
Figure 1. Equivalent Circuit of State Machine Control
Verify the turn-on states of the register and adder outputs.
When
A3A7Sl
is pressed:
LTON Pl-13 goes low
u12, u15 outputs go low
u13, u14 outputs go low
Ul,
U2 outputs go high
6 MHz
(U17-12)
T9
c
8
MHz HIGH
-
“b
C
LOWz
(U18-6)
-,,
LToN
Ttxl
(U17-87-t-Yl!
HIGH
7
4,
c
4
/
A
1
u2
13
l4
4, 10 11 u15
/
a15
10
ADDER
1
I
L
I
LINK REGISTER
1
STATE REGISTER
a
I
Figure 2. Equivalent Circuit of State Rigister, Adder, and Link Register
A3A6
3

Verify binary count sequence, starting at the least significant bit SO (500 ns square wave) to
S7 (64
ps
square wave).
4
A3A6

HP Part Number 85662-60146
A3A6 Main Control
Description
Mfr Mfr Part
Code Number
BOARD ASSEMBLY, MAIN CONTROL
2848(
85662-60146
CAPACITOR-FXO
.lUF
+-lo% 50VDC CER
0422:
SAl15C104KAAH
CAPACITOR-FXD
.lUF
+-10%
SDVDC
CER
0422;
SA115ClD4KAAH
CAPACITOR-FXD
.lUF
+-lo% SOVDC CER
0422;
SAllSC104KAAH
CAPACITOR-FXD
.lUF
+-10X 5DVOC CER
0422;
SA115C104KAAH
CAPACITOR-FXD
.lUF
+-lo% 50VDC CER
04222
SA115ClD4KAAH
CAPACITOR-FXD
.lUF
+-10X SOVDC CER
04222
SA115C104KAAH
CAPACITOR-FXD
.lUF
+-10% 50VDC CER
04224
SA115C104KAAH
CAPACITOR-FXD
.lUF
+-lo% 50VDC CER
04222
SAl15C104KAAH
CAPACITOR-FXD
.lUF
+-lo% 50VDC CER
04222
SAllSC104KAAH
CAPACITOR-FXD
.lUF
+-lo% SOVDC CER
04222
SAllSClO4KAAH
CAPACITOR-FXD
.lUF
+-lo% 50VDC CER
04222
SAllSC104KAAH
CAPACITOR-FXD
.OlUF
+-lo%
1DDVDC
CER
04222
SAlOlC103KAAH
CAPACITOR-FXD
2.2UF+-10%
POVDC
TA
56289
150D225X9020A2-DYS
CAPACITOR-FXD
22UF+-10%
15VDC TA
56289
150D226X901582-DYS
CAPACITOR-FXD
.lUF
+-lo% 50VDC CER
04222
SAl15C104KAAH
CAPACITOR-FXD
.lUF
+-lo% SOVDC CER
04222
SAl15C104KAAH
CAPACITOR-FXD
.lUF
+-lo% SOVDC CER
04222
SA115C104KAAH
CAPACITOR-FXD
.lUF
+-lo% 50VDC CER
04222
SA115C104KAAH
CAPACITOR-FXD
.lUF
+-lo% SOVDC CER
04222
SAl15C104KAAH
CAPACITOR-FXD
.lUF
+-10% 50VDC CER
04222
SA115ClD4KAAH
CAPACITOR-FXD
.lUF
+-lo% SOVDC CER
04222
SA115C104KAAH
CAPACITOR-FXD
.lUF
+-lo% 50VDC CER
04222
SA115C104KAAH
CAPACITOR-FXD
.lUF
+-lo% 50VDC CER
04222
SA115C104KAAH
CAPACITOR-FXD
.lUF
+-lo% 50VDC CER
04222
SA115C104KAAH
ZAPACITOR-FXD
.lUF
+-10% SOVDC CER
04222
SA115ClO4KAAH
:APACITOR-FXD
.lUF
+-lo%
50VOC CER
04222
SAl15C104KAAH
:APACITDR-FXD
.lUF
+-10% SOVDC CER
04222
SA115C104KAAH
:APACITOR-FXD
.lUF
+-10% 50VDC CER
04222
SAl15C104KAAH
ZAPACITOR-FXD
.lUF
+-lo%
50VDC CER
04222
SAl15C104KAAH
:APACITOR-FXD
.lUF
+-lo%
SOVDC CER
04222
SA115C104KMH
:APACITOR-FXD
.lUF
+-10x
SOVDC CER
iHUNT-DIP
8
POSITION DUAL
INLINE
PKG
SOCKET-IC
16-CONT
DIP DIP-SLDR
'ILTER COIL BLUE
'IN-ROLL
.062-IN-DIA
.25-IN-LG BE-CU
04222
SAllSC104KAAH
DO779
435704-B
00779 2-641610-2
28480 08558-80011
72962
99-012-062-0250
:XTR-PC BD BLU POLYC
.062-IN-BD-THKNS
l-
LESISTOR 4.641: 1% .125W TF TC=O+-100
LESISTOR
4.64K
1%
.125W
TF TC=O+-100
LESISTOR 4.641: 1%
.125W
TF TC=O+-100
RESISTOR
19.6K
1%
.125W
TF
TC=O+-100
19701
SFR25H
19701
SFR25H
19701 SFR25H
19701 SFR25H
RESISTOR 5K +-0.1%
.125W
TF TC=O+-25
RESISTOR 100 +-1%
.125W
TF TC=O+-100
TERMINAL-TEST POINT
.33DIN
ABOVE
TERMINAL-TEST POINT
.330IN
ABOVE
TERMINAL-TEST POINT
.330IN
ABOVE
TERMINAL-TEST POINT
.330IN
ABOVE
91637
19701
46819
46819
46819
CMF-55-1, T-9
SFR25H
46819
*Indicates factory-selected value
8566240146 Parts List
Page 1 of 2
Reference
Designatior
HP Part
Number
A3A6
85662-6014E
A3A6Cl 0160-4835
A3A6C2 0160-4835
A3A6C3 0160-4835
A3A6C4
0160-4835
A3A6C5
0160-4835
A3A6C6
0160-4835
/
A3A6C7
0160-4835
1
A3A6CB
0160-4835
;
A3A6C9 0160-4835
;
A3A6ClD
0160-4835
i
A3A6Cll 0160-4835
i
A3A6C12 0160-4832
1
A3A6C13 0180-0197
E
A3A6C14
0180-0228
E
A3A6C15
0160-4835
I
A3A6C16
A3A6C17
A3A6ClB
A3A6C19
A3A6C20
0160-4835
0160-4835
D160-4835
D160-4835
3160-4835
A3A6C21 3160-4835
A3A6C22 3160-4835
A3A6C23
3160-4835
A3A6C24
3160-4835
A3A6C25
3160-4835
A3A6C26
1160-4835
A3A6C27 1160-4835
A3A6C28
1160-4835
A3A6C29
1160-4835
A3A6C3D
1160-4835
A3A6C31
A3A6El
A3A6Jl
A3A6L
1
A3A6MPl
1160-4835
1251-4787
!200-1205
)8558-BOO11
.480-0073
I
I
7
7
7
I
?
I
I
7
7
7
?
I
7
?
,
i
i
i
A3A6MP2
1040-0754
A3A6Rl
1698-3155
A3A6R2
t698-3155
A3A6R3
1698-3155
A3A6R4 0698-3157
A3A6R5
D698-6320
A3A6R6
3757-0401
A3A6TPl 3360-0535
A3A6TP2 3360-0535
A3A6TP3 3360-0535
A3A6TP4
3360-0535
at
1
1
1
1
1
1
1
1
1
1
1
1
1
1
1
1
1
1
1
1
1
1
1
1
1
1
1
1
1
1
1
1
1
1
1
2
2
1
1
1
1
1
1
1
1
1
1

HP Part Number 85662-60146
A3A6 Main Control
Reference HP Part
Designation
Number
A3A6TP5 0360-0535
c
A3A6TP6
0360-0535
C
A3A6TP7 0360-0535
C
A3A6TP8 0360-0535
C
A3A6TP9 0360-0535
C
A3A6TPlO
0360-0535
C
A3A6TPll 0360-0535
C
A3A6Ul 1820-1871
E
A3A6U2 1820-1871
6
A3A6U3
A3A6U4
A3A6U5
A3A6U6
A3A6U7
1810-0205
7
1816-1604
4
1816-1600
a
1816-1605
5
1816-1606
6
A3A6U8 1816-1601
1
A3A6U9 1816-1602
2
A3A6UlO
1816-1607
7
A3A6Ull 1816-1603
3
A3A6U12 1820-1076
3
A3A6U13 1820-1981
9
A3A6U14 1820-1981
9
A3A6U15 1820-1076
3
A3A6U16 1820-1981
9
A3A6U17 1820-0685
8
A3A6U18
1820-0681
A3A6U19 1820-0685
A3A6U20
1820-1423
A3A6U21 1820-1729
A3A6U22 1820-0693
A3A6U23 1820-1729
A3A6U24
1820-1196
A3A6U25
1820-1112
A3A6U26 1820-1216
A3A6U27 1820-0681
A3A6U28
1820-1076
A3A6U29 1820-1491
4
8
4
3
B
3
6
8
3
4
3
6
C
0
It!
1
1
1
1
1
1
1
1
1
1
1
1
1
1
1
1
1
1
1
1
1
1
1
1
1
1
1
1
1
1
1
1
1
1
1
1
Description
TERMINAL-TEST POINT
.330IN
ABOVE
46819
TERMINAL-TEST POINT
.330IN
ABOVE
46819
TERMINAL-TEST POINT
.330IN
ABOVE
46819
TERMINAL-TEST POINT
.330IN
ABOVE
46819
TERMINAL-TEST POINT
.330IN
ABOVE
46819
TERMINAL-TEST POINT
.3301N
ABOVE
46819
TERMINAL-TEST POINT
.330IN
ABOVE
46819
IC ADDR TTL S BIN FULL ADDR
4-BIT 01295
IC ADDR TTL S BIN FULL ADDR 4-BIT
01295 SN74S283N
SN74S283N
NETWORK-RES 8-SIP 4.7K
OHM
X 7
11236 750-81
IC TTL S 4096
(4K)
ROM
55-NS
3-S
34335
AM27S29PC
IC
TTL S 4096 (4K) ROM
55-NS
3-S
34335
AM27S29PC
IC TTL S 4096 (4K)
ROM
55-NS
3-S
34335
AM27S29PC
IC TTL S 4096 (4K) ROM
55-NS
3-S
34335
AM27S29PC
IC TTL S 4096 (4K)
ROM
55-NS
3-S
IC TTL S 4096 (4K)
ROM
55-NS
3-S
IC TTL S 4096 (4K) ROM
55-NS
3-S
IC TTL S 4096 (4K) ROM
55-NS
3-S
IC FF TTL S D-TYPE POS-EDGE-TRIG CLEAR H
AM27S29PC
AM27S29PC
AM27S29PC
AM27S29PC
SN74S174N
IC RGTR TTL S QUAD
2-INP
IC RGTR TTL S QUAD 2-INP
IC FF TTL S D-TYPE POS-EDGE-TRIG CLEAR H
IC RGTR TTL S QUAD
E-INP
IC GATE TTL S NAND TPL
3-INP
AM25SO9PC
AM25SO9PC
SN74S174N
AM25S09PC
SN74SlON
IC GATE TTL S NAND QUAD 2-INP
IC GATE TTL S NAND TPL 3-INP
IC
MV
TTL LS MONOSTBL RETRIG DUAL
IC LCH TTL LS COM CLEAR
8-BIT
IC FF TTL S D-TYPE POS-EDGE-TRIG PRESET/
IC LCH TTL LS CDM CLEAR
8-BIT
IC FF TTL LS D-TYPE PDS-EDGE-TRIG CDM CL
IC FF TTL LS D-TYPE PDS-EDGE-TRIG PRESET
IC DCDR TTL LS 3-TO-8-LINE 3-INP
IC GATE TTL S NAND QUAD
2-INP
IC FF TTL S D-TYPE PDS-EDGE-TRIG CLEAR H
IC BFR TTL LS NON-INV HEX l-INP
34335
34335
34335
34335
01295
34335
34335
01295
34335
01295
01295
01295
01295
04713
01295
04713
01295
01295
01295
01295
01295
01295
SN74SDON
SN74SlON
SN74LS123N
SN74LS259N
SN74S74N
SN74LS259N
SN74LS174N
SN74LS74AN
SN74LS138N
SN74SOON
SN74S174N
SN74LS367AN
85662-60146
Parts
List
Page 2 of 2
*Indicates factory-selected
vahe
Mfr
Code
Mfr Part
Number


9tC09-z99S8
‘~uo!\~~
wuodurw
104~03
u!ew
9vEv
4L\
LL
4L-
01
++
6
+-
8
w
L
Y
s
+k
P
K
9
4c
c
w
Z
t
Ldl
lpj
OLdl
fl+q
3dl
g
r-y--j
I
S”
1
i’
i
Zn
L
tz3
&
tn
0
m
I
63
I
a
a
0
0
0
0
0
0
0
0
0
0
II
0
-
0
0
0
0
0
0
a
0
0
0
l-
)
)
)
,
b
1
,
,
,
,
)
,
I
LDCO
-0
E
.-0)
ma
-0
0
al
rC


A3A7
A3A7 Interface, Circuit Description
A3A7
Interface provides data transfer between Al5 Controller and A3 Digital Storage. This
assembly also includes qualifier selection for
conditionaI
branching, input/output (I/O) port
decoding, and the main clock circuits.
Data Transfer Register
@
U2, U7, U8, and
U9
form a 16-bit Data Transfer Register which can be loaded or output onto
either the Instrument Bus (through
U16
and
U17,
the Instrument Bus Drivers) or the Digital
Storage Bus (through U3, U4, and U5, the Digital Storage Bus Drivers).
Instrument Address Decoder
@
U6, U14, and U15 control the loading and output of data between the Data Transfer Register
and the Instrument Bus.
Qualifier Select
@
U20
and U21 select one of 16 qualifiers to be used for conditional branching. Selection is
controlled by A3A6 Main Control firmware.
I/O Port Decoder
@I
U18 and
U19
decode I/O port control signals from the Pipeline Registers in A3A6 Main
Control.
Timing Generator
@
UlO,
Ull,
U12, and U13 generate 8 MHz, 1 MHz, and 200
kHz
timing signals used by A3
Digital Storage.
A3A7
1

A3A7
Interface, Troubleshooting
The
A3A7
Interface assembly contains several different circuits. Testing the Timing Generator
and Turn-on Control is probably best done with an oscilloscope to monitor the 8 MHz, 1
MHz, and 200
kHz
outputs. The Qualifier Select circuit is checked, along with the A3A5 Data
Manipulator assembly, using Test Program 2. The Digital Storage address check uses the
self-check routine from the Al5 Controller in the RF Section.
The IOB interface circuitry is checked using the overall Test Program 4. The 50-wire
Analyzer Bus Interconnect cable W31 is removed so that the U16 and U17 Bus Drivers
@
can
continually drive the IOB lines when
A3A7TP8
is grounded. To check the data portion of
the interface, the jumper is moved to pin 7. If a fault is found in verifying the data at the P2
connector, the jumper El is opened before probing U3 to
U9.
This opens the feedback from
the Data Transfer Registers
@
through the Bus Driver
@
and back to the register
@.
If all
the Bus Driver
@J
outputs and the Digital Storage Bus Driver
@
outputs are good when the
jumper is opened, then the fault is in the register corresponding to the bad bit detected at the
connector; that is, its IOB input is defective.
If the fault appears to be a bus fight problem (the Al5 Controller cannot properly drive the
IOB data lines until A3A7 is removed), then the problem might be that the Bus Driver
@J
will not go into its high impedance output state. This can be determined by checking with an
oscilloscope the IOBO-11 lines with the Analyzer Bus Interconnect cable disconnected and
with
A3A7TP8
not grounded. The lines should be “floating,” usually between 1.4 V and 2 V.
With the Analyzer Bus Interconnect cable disconnected,
AlA8TPl
and
AlA8TP2
must be
jumpered to turn on the power supplies.
2
A3A7

HP Part Number 85662-60127
A3A7 Interface
Reference
HP Part C
Designation Number D
w
Description
Mfr
Code
Mfr Part
Number
A3A7 85662-60127
2
1
INTERFACE BOARD ASSEMBLY 28480 85662-60127
A3A7Cl 0160-4835
7
1
CAPACITOR-FXD
.lUF
+-lo% 50VDC CER
04222
SA115C104KkAH
A3A7C2 0160-4835
7
1
CAPACITOR-FXD
.lUF
+-lo% SOVDC CER
04222
SA115C104KAAH
A3A7C3 0160-4835
7
1
CAPACITOR-FXD
.lUF
+-lo% 50VDC CER
04222
SA115C104KAAH
A3A7C4 0160-4835
7
1
CAPACITOR-FXD
.lUF
+-lo% 50VDC CER
04222
SAllSC104KAAH
A3A7C5 0160-4835
7
1
CAPACITOR-FXD
.lUF
+-lo% 50VDC CER
04222
SA115C104KAAH
A3A7C6 0160-4835
7
1
CAPACITOR-FXD
.lUF +-lo% 50VDC CER
04222
SA115C104KMH
A3A7C7 0160-4835
7
1
CAPACITOR-FXD
.lUF
+-lo% SOVDC CER
04222 SAllSC104KAAH
A3A7C8 0160-4835
7
1
CAPACITOR-FXD
.lUF
+-lo% 50VDC CER
04222
SA115C104KAAH
A3A7C9 0160-4835
7
1
CAPACITOR-FXD
.lUF
+-lo% SOVDC CER
04222
SA115C104KAAH
A3A7ClO 0160-4835
7
1
CAPACITOR-FXD
.lUF
+-lo% SOVDC CER
04222
SAl15C104KAAH
A3A7Cll 0160-4835
7
1
CAPACITOR-FXD
.lUF
+-lo% SOVDC CER
04222
SA115C104KAAH
A3A7C12 0160-4835
7
1
CAPACITOR-FXD
.lUF
+-lo% SOVDC CER
04222
SA115C104KAAH
A3A7C13 0160-4835
7
1
CAPACITOR-FXD
.lUF
+-IO% 50VDC CER
04222
SA115C104KAAH
A3A7C14 0160-4835
7
1
CAPACITOR-FXD
.lUF
+-lo%
SOVDC CER
04222
SA115C104KAAH
A3A7C15 0160-4835
71
CAPACITOR-FXD
.lUF
+-lo% 5OVDC CER
04222
SA115C104KAAH
A3A7C16 0160-4835
7
1
CAPACITOR-FXD
.lUF
+-IO% SOVDC CER
04222
SA115C104KAAH
A3A7C17 0160-4835
7
1
CAPACITOR-FXD
.lUF
+-lo% SOVDC CER
04222
SAllSC104KAAH
A3A7Cl8 0160-4835
7
1
CAPACITOR-FXD
.lUF +-lo% SOVDC CER
04222
SA115C104KAAH
A3A7C19 0160-4835
7
1
CAPACITOR-FXD
.lUF
+-lo%
SDVDC
CER
04222
SAllSC104KAAH
A3A7C20 0160-4835
7
1
CAPACITOR-FXD
.lUF
+-IO%
50VDC CER 04222
SA115C104KAAH
A3A7C21 0160-4835
7
1
CAPACITOR-FXD
.lUF
+-lo% SOVDC CER
04222
SAllSC104KAAH
A3A7C22 0160-4835
7
1
CAPACITOR-FXD
.lUF
+-lo% 50VDC CER
04222
SA115C104KAAH
A3A7C23 0160-4835
7
1
CAPACITOR-FXD
.lUF
+-lo%
SOVDC CER 04222
SA115C104KAAH
A3A7C24 0180-0228
6
1
CAPACITOR-FXD
22UF+-10%
15VDC
TA
56289 150D226X9015B2-DYS
A3A7CRl 1901-0535
9
1
DIODE-SCHOTTKY SM SIG
A3A7El 1460-1489
8
1
WIREFORM BE CU AG
17450
A3A7E2 1258-0124
7
1
SHUNT-PROGRAMMABLE 1
DBL
PIN SET
.I00
91506 8136-47561
A3A7Jl 1200-1204
5
1
SOCKET-IC 14-CONT DIP DIP-SLDR 00779 2-641609-2
A3A7Ll 08558-80011
6
1
FILTER COIL, BLUE 28480 08558-80011
A3A7L2 9100-1618
11
INDUCTOR RF-CH-MLD
5.6UH
+-lo%
.166D-INX 99800 1537-30
A3A7MPl 1480-0073
6
2
PIN-ROLL
.062-IN-DIA
.25-IN-LG BE-CU 72962
99-012-062-0250
A3A7MP2 4040-0755
2
2
EXTR-PC
BD
VI0
POLYC
.062-IN-BD-THKNS
l-
A3A7Ql 1854-0404
0
1
TRANSISTOR NPN SI TO-18 PD=360MW
04713
A3A7Rl 0757-0278
9
1
RESISTOR
1.78K
+-1%
.125W
TF
TC=O+-100 19701
SFR25H
A3A7R2 0757-0278
9
1
RESISTOR
1.78K
+-1%
.125W
TF
TC=O+-100
19701
SFR25H
A3A7R3 0757-0278
9
1
RESISTOR
1.78K
+-I%
.125W
TF TC=O+-100
19701
SFR25H
A3A7R4 0757-0278
9
1
RESISTOR
1.78K
+-1X
.125W
TF TC=D+-100
19701
SFR25H
A3A7Sl
3101-2170
8
1
SWITCH-PB SPDT MOM 09353
8125-D8AE
A3A7TPl
0360-0535
0
1
TERMINAL-TEST POINT
.330IN
ABOVE
46819
A3A7TP2 0360-0535
0
1
TERMINAL-TEST POINT
.330IN
ABOVE
46819
A3A7TP3 0360-0535
0
1
TERMINAL-TEST POINT
.330IN
ABOVE
46819
A3A7TP4 0360-0535
0
1
TERMINAL-TEST POINT
.330IN ABOVE 46819
A3A7TP5 0360-0535
0
1
TERMINAL-TEST POINT
.330IN ABOVE 46819
A3A7TP6 0360-0535
0
1
TERMINAL-TEST POINT
.330IN
ABOVE 46819
A3A7TP7 0360-0535
0
1
TERMINAL-TEST POINT
.330IN ABOVE 46819
A3A7TP8 0360-0535
0
1
TERMINAL-TEST POINT
.330IN
ABOVE
46819
*Indicates
fate
y-selected
value
8566240127 Parts List
Page 1 of 2

HP Part Number
85662.60127
A3A7
Interface
Reference HP Part
Designatior
Number
A3A7TP9
0360-0535
(
A3A7TPlO
0360-0535
(
A3A7Ul 1810-0206
E
A3A7U2 1820-1444
E
A3A7U3
A3A7U4
A3A7U5
A3A7U6
A3A7U7
1820-1491
6
1820-1491
E
1820-1491
6
1820-1202
7
1820-1444
9
A3A7U8
A3A7U9
A3A7UlO
A3A7Ull
A3A7Ul2
1820-1444
9
L820-1444
9
1820-1431 4
1820-0693 8
!820-1432
5
A3A7U13 1820-2592
C
A3A7U14
1820-1202
7
A3A7U15
1820-1416
E
A3A7U16
1820-1491
6
A3A7U17 1820-1491
6
A3A7U18
A3A7U19
A3A7U20
A3A7U21
A3A7VRl
1820-1240
3
1820-1240
3
1820-1302
8
1820-1302
8
1902-3036
3
A3A7Wl
A3A7Yl ~151-0013
4
1410-0758
6
8566240127 Parts List
Page 2 of 2
C
c
%
1
1
1
1
1
1
1
1
1
1
1
1
1
1
1
1
1
1
1
1
1
1
1
1
1
1
Description
TERMINAL-TEST POINT
.330IN
ABOVE
46819
TERMINAL-TEST POINT
.330IN
ABOVE
46819
NETWORK-RES 8-SIP
lO.OK
OHM X 7
11236
IC MUXR/OATA-SEL TTL LS Z-TO-l-LINE
QUAC
01698
IC BFR TTL LS NON-INV HEX l-INP
IC BFR TTL LS NON-INV HEX l-INP
IC BFR TTL LS NON-INV HEX
l-INP
IC GATE TTL LS NAND TPL 3-INP
IC MUXR/OATA-SEL TTL LS Z-TO-l-LINE
QUA0
01698
01698
01698
01698
01698
IC MUXR/OATA-SEL TTL LS Z-TO-l-LINE
QUA0
IC MUXR/OATA-SEL TTL LS L-TO-l-LINE QUAD
IC CNTR TTL LS DECD SYNCHRO POS-EDGE-TRI
IC FF TTL S D-TYPE POS-EDGE-TRIG PRESET/
IC CNTR TTL LS BIN SYNCHRO POS-EDGE-TRIG
01698
01698
01698
01698
01698
IC OSC TTL LS
IC GATE TTL LS NAND TPL 3-INP
IC SCHMITT-TRIG TTL LS INV HEX l-INP
IC BFR TTL LS NON-INV HEX l-INP
IC BFR TTL LS NON-INV HEX l-INP
01698
01698
01698
01698
01698
IC DCOR TTL
3-TO-8-LINE
3-INP 01698
IC DCDR TTL S
3-TO-8-LINE
3-INP 01698
IC MUXR/DATA-SEL TTL S 8-TO-l-LINE 8-INP
01698
IC MUXR/DATA-SEL TTL S 8-TO-l-LINE 8-INP
01698
DIODE-ZNR
3.16V
5% DO-7
PD=.4W
TC=-.064% 04713
WIRE
22AWG
1X22
92194
CRYSTAL-QUARTZ 15.824 MHZ HC-18/U-HLDR
33096
*Indicates
fitoy-selected
value
Mfr
Mfr Part
Code Number
750-81
SN74LS298N
SN74LS367AN
SN74LS367AN
SN74LS367AN
SN74LSlON
SN74LS298N
SN74LS298N
SN74LS298N
SN74LS162AN
SN74S74N
SN74LS163AN
SN74LS320N
SN74LSlON
SN74LS14N
SN74LS367AN
SN74LS367AN
SN74S138N
SN74S138N
SN74S25lN
SN74S251N
298


h
u13 I h
ult
I
\
1
q
p
“12
1
r
1
^._
11
h
"11
I
p
I
p
p
UlO
1
tJ
"IY
E
-
(
4-E
SI
0
pq
I
Ea
ppq
m
II
b
"17
1
I-
0
0
0
0
0
0
0
0
0
0
0
0
0
0
0
0
0
C
0
0
0
0
r
m
1
1
p
"4
1
p
ua
1
b
U16
b
u15
1
-
0
0
0
0
0
0
0
0
0
0
0
0
0
r
A3A7 Interface Component Locations, 85662-60127


A3A8
A3A8
Analog-Digital Converter, Circuit Description
A3A8 Analog-Digital Converter converts the analog VIDEO signal from A3A9 Track and
Hold into storable digital data for A3 Digital Storage. The important data and control lines
are: all Digital Storage Bus bits,
BO-Bll,
which are used for data inputs and outputs, ADC,
which loads final ADC data onto the Digital Storage Bus; HOLD, which resets the ADC and
initiates a conversion; LD RMP, which updates the Ramp DAC with a new scan address; and
LTSTA, which enables test bits (BO,
Bl,
and B2), RAMP, LTRK, and BUSY onto the Digital
Storage Bus.
ADC
@
The ADC (analog-to-digital) circuit converts analog (sampled video) data from
A3A9
Track
and Hold onto 10 bits of binary code using the technique of successive approximation. A
simplified schematic of the ADC circuit is shown in Figure l-l.
*JlgTi;;I
B-w-+
,,N
OUTPUT
HOLD ‘BUSY’
Figure 1. A3A8 Analog-Digital Converter, Simplified Schematic
The ADC circuit consists of digital-to-analog converter (DAC)
Ull,
comparator U12, and
successive approximation register U13. A 1 MHz clock fixes conversion time at 11
ps.
To
A3A8
1

begin a conversion, the ADC is first reset to ones by a low HOLD. When HOLD goes high,
each bit is individually tried in a “trial” conversion, starting with the most significant bit. A
decision is made to retain or drop the bit based on the comparator output. Once the decision
has been made for each of the 10 bits, a “conversion-complete” signal sets the
flip-flop
U14A.
This signal, called BUSY, can be transferred onto the Digital Storage Bus by the BUS Buffers
u15.
Ramp Converter
@
The Ramp Converter makes a comparison between the analog sweep signal and the scan
address (X Axis). Comparator
Ul
makes this comparison and produces a signal called RAMP.
RAMP high indicates that the scan address needs to be updated. When RAMP is low, no
update is needed. When an update occurs, a new address is latched into the Scan Address
latches
U9
and
UlO.
This results in an updated comparison between the output of DAC U5
and the Sweep input as shown in the simplified schematic (Figure l-2). A reference voltage is
created for the DAC by
VRl
and U3. This voltage is adjustable by R5 to set the full-scale
(+lO.OOO
V) sweep ramp point at the 1000th data “bucket”; the rightmost edge of the CRT
trace. Amplifier U2 sums the currents from the DAC U5, the sweep input, and ZERO stick,
and drives the comparator input. OFFS is adjustable by R6.
zoM
SWEEP
SECT
1
ON)O-1
ov
REF
RAMP
u15
__<
(STATUS
INFORMATION
TO DIGITAL
SUMMING AMP STORAGE BUS)
COMPARATOR TEST BIT
BUFFER
GAIN
u9
IO-BIT
DATA BUS FROM
L
UlO
DIGITAL
NEW SCAN ADDRESS <STORAGE BUS
WHEN UPDATED
SCAN ADDRESS
LATCHES
Figure 2. Ramp Converter, Simplified Schematic
2
A3A8

A3A8 Analog-Digital Converter, Troubleshooting
The
A3A8
Analog Digital Converter converts the analog video and sweep voltages to digital
data. Consequently, a failure on this assembly will affect the display of trace A and trace B
data. Character and graticule generation are not affected by A3A8.
Stuck bits in the Ramp Converter will distort the displayed signal. This is most easily
observed with slow sweep times. When a bit fails, the Ramp Converter will default to a 20 ms
sweep rate during the display period when that bit would normally be working. Figure 1-3 is
an example of the CAL OUTPUT signal with a 3 s sweep time when U5 pin 5 is struck low.
+
REF
0.0
d&n ATTEN
I‘3
dB
18
oe/
CENTER
188.000
HtiZ
SPAN
inn
LHZ
RES
SW
1
YHZ
“BW
i
YHZ
SWP 3.00
se-2
Note
I
!b
Center Frequency Readout will be 20.000 000 MHz for an
HP
8568B/HP
8567A
Figure 3. Ramp Converter Bit Failure
By looking at noise with a 3 s sweep time (push Instrument Preset first), it is possible to
determine which of the data bits are stuck by counting the discrete states displayed. For
example, Figure 4 shows the result of an MSB failure
(D9).
21°vg = 2 states are displayed.
To detect low order bit (DO-D4) failures, tune to the CAL OUTPUT signal and set frequency
span to 100
kHz,
sweep time to 3 s. A failure will then result in slight “stair-stepping” of the
displayed signal. The noise display will be missing states, but this will be difficult to see.
Digital Storage Test Program 4 is used to verify the inputs to the DAC, U5.
lf
VRl
is close to
the low end of its tolerance,
VREF
of DAC U5 may not be properly set.
Failures in the video analog to digital process are characterized by “stair-stepped” signals and
noise that is displayed as discrete vertical lines. Low order bit failures will cause many small
steps while a high order bit failure will cause a single step that will eliminate the peak of the
display. Note that only the signal will be affected and that the graticules and characters will
not be affected. Front panel displays of the CAL OUTPUT signal for several bit failures are
shown in Figures 5 and 6.
A3A8
3

hP
REF
0.0
dh
ATTEN
ia
dB
III
I
I
VIOkO
0
30
$=.Hz
II
I
1
I
START
El
HZ
I
RES
BW
300
kHz
STOP 2.50
GHZ
“SW
30
UHZ
SWP
3.00
SBE
Note
I
m
Stop Frequency Readout will be 1.50
GHz
for HP 8568B/HP 8567A.
Figure 4. Ramp Converter MSB Failure
+!!
REF
0.0
dBrn
ATTEN
in
dB
18
as,
I
r,
I
I
I
I
-1
I
I
t
II I
I
II
I
II
II I
I
I
I
CENTER
iB8.0
MHZ SPAN 20.0
HIi2
RES
BW
?.a0
KHZ “BW
100
UHZ
SWP 20.0
lnsec
Note
I
TV
Center Frequency Readout will be 20.000 000 MHz for an
HP 8568B/HP 8567A.
Figure 5. Video ADC Bit 5 Failure
4
A3A8

6P
REF
0.0
d&l
ATTEN
LB
dB
/
d
I
I
f
18
ae,
I
1
I
1
III
115
I
I
I
I
I
I
I
I
I
I I
I
II
I I I I
I
I
I
CENTER
18B.O
MliZ
SPAN 20.0 MHZ
RES
BW
300
lcnz
“BW
180
kHZ
SWP 20.0
msec
Note
I
!I!
Center Frequency Readout will be 20.000 000 MHz for an
HP 8568B/HP 8567A.
Figure 6. Video ADC Bit 2 Failure
If the RAMP, HOLD or BUSY lines become stuck, the display will show a sweep related
problem. If the analyzer is not sweeping, the Sweep System Troubleshooting notes should be
consulted to help isolate the failure to a particular assembly.
Table 1 contains the display symptoms that result from failures of the RAMP, HOLD or
BUSY lines.
Table 1. A3A8 Sweep Related Failure Symptoms
Line
Stuck High
Failure
Stuclc
Low
BUSY Sweep LED on Line at bottom
Displayed signals noisy and similar
of display
to Figure l-5.
CK LED I on after Instrument Preset
RAMP Display jitter along X axis
Frequency readout incorrect
HOLD Line at top of display
Sweep LED on Line at bottom
of display
Sweep LED on Line at bottom
of display
CK LED I on after Instrument Preset
A3A8
5

Test Circuit
The test circuit on
A3A8
is designed to aid in troubleshooting lower-order bit failures and
linearity problems in both the Ramp Converter circuit and the ADC circuit. The test circuit
is normally transparent to A3A8 operation, and is activated by grounding
A3A8TP8
NOISE
TEST or A3A8TPlO RAMP TEST to A3A8TP9 to switch
multiplexers
U16, U17, and U18.
Noise Test
The Noise Test, activated by grounding
A3A8TP8
NOISE TEST to
A3A8TP9,
“expands”
the vertical scale of the Digital Storage Section for closer examination of digital data from
the ADC circuit. This is accomplished by shifting the 4 least significant bits (LSBs) of
the digitized video data by 6 bits, effectively multiplying it by 64. When the noise test is
activated, the 6 most significant bits (MSBs) are not used, and the 6
LSBs
are forced to logic
0. In addition, the “new” MSB is inverted to center the CRT trace (assuming the VIDEO
input signal was at top-screen). The resulting CRT trace appears to be amplified to 64 times
the normal resolution allowing variations in the
LSBs
to be easily viewed.
With the noise test activated, a constant VIDEO signal present at the input to A3A9 Track
and Hold will ideally produce a flat CRT trace. The CRT trace should exhibit no more than 2
bits peak-to-peak of digital noise.
Stuck ADC bits and transistor noise on A3A8 can be easily checked in the noise test mode by
removing
A3A9
Track and Hold from the instrument and jumpering
A3A8TP2
SWP/lOO to
A3A8TP6
VIDEO. This substitutes a scaled-down sweep ramp signal for the VIDEO input
signal to the ADC. A series of approximately 10 stair-steps should be displayed on the CRT,
each with sharp, well-defined corners.
The noise test mode can be used to adjust the peak detector offsets (OFS POS and OFS
NEG) on
A3A9
Track and Hold by grounding
A3A9TP3
to
A3A9TP1,
with the VIDEO cable
(96) disconnected from
A3A9Jl.
The CRT trace will fall on the bottom graticule line when
both offsets on
A3A9
are properly adjusted.
Ramp Test
The Ramp test is very similar to the Noise Test, and is activated by grounding
A3A8TPlO
RAMP TEST to A3A8TP9. In addition, the VIDEO cable (96) is disconnected from
A3A9J1,
and
A3A8TPl
SWP is jumpered to
A3A9TP3
to substitute the sweep ramp signal as the
VIDEO input to
A3A9
Track and Hold. In the ramp test mode, the test circuit again
“expands” the vertical CRT scale by a factor of 64. The 4
LSBs
of digital scan data are
subtracted from the 4
LSBs
of digitized video data, and the results are displayed on the CRT.
Since both sets of digital data correspond to the sweep ramp voltage, the subtraction ideally
yields a constant value (011100000=448). If the Track and Hold, ADC, and Ramp Converter
circuits are linear and functioning properly, a horizontal line will appear approximately
1/2division
below the center CRT graticule line. This line might exhibit numerous noise-like
spikes in peak-detector mode, which is normal.
Linearity and noise in the Ramp Converter, ADC, and Track and Hold circuits can also be
checked without using the ramp test. As before, disconnect the VIDEO cable (96) from
A3A9Jl
and jumper
A3A8TPl
SWP to
A3A9TP3.
This substitutes the sweep ramp signal as
the VIDEO input to
A3A9
Track and Hold. A straight diagonal line should be displayed on
the CRT, indicating linear digitizing of the analog sweep ramp signal by both the ADC and
the Ramp Converter circuits.
6
A3A8

f!!
REF
0.0
d&n ATTEN
IB
cIB
18
as,
I-H-H-H
CTADT
n
Y-
4I-m.
Y
II‘.
STOP 2.50
GHZ
RES
SW 3 MHZ “SW 3 MHZ SWP 52.5
m*ec
Note
Stop Frequency Readout will be 1.50
GHz
for HP 8568B/HP 8567A.
Figure 7. A3A8 DAC Linearity
A3A8
7

Reference
Designation
HP
Part
Number
C
c
A3A8
85662-60130
I
A3A8Cl
A3A8C2
A3A8C3
A3A8C4
A3A8C5
0160-4814
i
0160-4835
7
0160-4835
7
0160-4835
7
0160-4835
7
A3A8C6
0160-4835
7
A3A8C7 0160-4835
7
A3A8C8
0160-4835
7
A3A8C9 0160-4835
7
A3A8ClO 0160-4835
7
A3A8Cll 0160-4835
7
A3A8C12 0160-4835
7
A3A8C13 0160-4835
7
A3A8C14 0160-4835
7
A3A8C15 0160-4835
7
A3A8C16
0160-4835
7
A3A8C17 0160-4835
7
A3A8C18
0160-4835
7
A3A8C19 0180-0229
7
A3A8C20
0180-1746
5
A3A8C21 0180-1746
5
A3A8C22 0160-4835
7
A3A8C23 0160-4835
7
A3A8C24 0160-4835
7
A3A8C25
0160-4835
7
A3A8C26
0160-4835
7
A3A8C27 0160-4835
7
A3A8C28
0160-4835
7
A3A8C29 0160-4835
7
A3A8C30
0160-4835
7
A3A8CRl
A3A8CR2
A3A8CR3
A3A8CR4
A3A8CR5
1901-0535
1901-0535
1901-0535
1901-0535
1901-0535
A3A8CR6
1901-0535
9
A3A8El 1460-1489
8
A3A8Jl 1250-0543
8
A3A8L
1
08558-80011
6
A3A8L2 9140-0114
4
A3A8L3 9140-0114’
A3A8MPl 4040-0747
A3A8MP2 1480-0073
A3ABRl D757-0280
A3A8R2 0757-0438
A3A8R3 D757-0438
;rt!
1
1
1
1
1
1
1
1
1
1
1
1
1
1
1
1
1
1
1
1
1
1
1
1
1
1
1
1
1
1
1
1
1
1
1
1
1
1
1
1
1
1
2
2
1
1
1
HP Part Number 85662160130
A3A8 Analog-Digital Converter
Description
Mfr
Mfr Part
Code Number
BOARD ASSEMBLY, ANALOG-DIGITAL CONVERTER 28480
85662-60130
CAPACITOR-FXD
15OPF
+-5%
1OOVDC
CER 0+-3
04222
SAlOlA15lJAAH
CAPACITOR-FXD
.lUF
+-lo% SOVDC CER
04222
SA115C104KAAH
CAPACITOR-FXD
.lUF
+-lo% SOVDC CER
04222
SA115Cl04KAAH
CAPACITOR-FXD
.lUF
+-lo% 50VDC CER
04222
SA115C104KAAH
CAPACITOR-FXD
.llJF
+-lo%
SDVDC
CER
04222
SA115C104KAAH
CAPACITOR-FXD
.lUF
+-lo% SOVDC CER
04222
SAllSC104KAAH
CAPACITOR-FXD
.lUF
+-lo% 50VDC CER
04222
SA115C104KAAH
CAPACITOR-FXD
.lUF
+-lo% SOVDC CER
04222
SA115C104KAAH
CAPACITOR-FXD
.lUF
+-lo% 50VDC CER
04222
SAllSC104KAAH
CAPACITOR-FXD
.lUF
+-lo% 50VDC CER
04222
SAllSC104KAAH
CAPACITOR-FXD
.lUF
+-lo%
5GVDC
CER
04222
CAPACITOR-FXD
.lUF
+-lo% SOVDC CER
04222
CAPACITOR-FXD
.lUF
+-lo% SOVDC CER
04222
CAPACITOR-FXD
.lUF
+-lo% SOVDC CER
04222
CAPACITOR-FXD
.lUF
+-lo% 50VDC CER
04222
SAllSC104KAAH
SA115C104KAAH
SAllSC104KAAH
SAllSClOllKAAH
SA115ClOIIKAAH
CAPACITOR-FXD
.lUF
+-lo% SOVDC CER
04222
SA115C104KAAH
CAPACITOR-FXD
.lUF
+-lo% 50VDC CER
04222
SA115C104KAAH
CAPACITOR-FXD
.lUF
+-lo% 50VDC CER
04222
SA115C104KAAH
CAP-FXD 33uF 10 V TA
56289 150D336X901082-DYS
CAPACITOR-FXD
15UF+-10%
LOVDC
TA
56289 150D156X902082-DYS
CAPACITOR-FXD
15UF+-10%
20VDC TA
56289 150D156X9020B2-DYS
CAPACITOR-FXD
.lUF
+-lo% 50VDC CER
04222
SAllSC104KAAH
CAPACITOR-FXD
.lUF
+-lo% 50VDC CER
04222
SAllSC104KAAH
CAPACITOR-FXD
.lUF
+-lo% 50VDC CER
04222
SA115C104KAAH
CAPACITOR-FXD
.lUF
+-lo% SOVDC CER
04222
SA115C104KAAH
CAPACITOR-FXO
.lUF
+-lo% SOVDC CER
04222
SA115C104KAAH
CAPACITOR-FXD
.lUF
+-lo% 50VDC CER
04222
SA115C104KAAH
CAPACITOR-FXD
.lUF
+-lo% SOVDC CER
04222
SAllSC104KAAH
CAPACITOR-FXD
.lUF
+-lo% 50VDC CER
04222
SAllSC104KAAH
CAPACITOR-FXD
.lUF
+-lo% SOVDC CER
04222
SA115C104KMH
DIODE-SCHOTTKY SM SIG
DIODE-SCHOTTKY SM SIG
DIODE-SCHOTTKY SM SIG
DIODE-SCHOTTKY
St4
SIG
DIODE-SCHOTTKY SM SIG
DIODE-SCHOTTKY SM SIG
WIREFORM BE CU AG
CONNECTOR-RF SM-SNP
M
PC 50-OHM
FILTER COIL, BLUE
INDUCTOR RF-CH-MLD
1OUH
+-lo%
.166D-INX.
INDUCTOR RF-CH-MLD
1OUH
+-lo%
.166D-INX.
EXTR-PC
BD
GRA POLYC
.062-IN-ED-THKNS
l-
PIN-ROLL
.OQ-IN-DIA
.25-IN-LG BE-CU
RESISTOR
1K
+-1%
.125W
TF TC=O+-100
RESISTOR
5.11K
+-1%
.125W
TF TC=O+-100
RESISTOR
5.11K
+-1%
.125W
TF TC=O+-100
17450
98291
28480
99800
51-053-0349-BE8
08558-80011
1537-36
99800 1537-36
72962
99-012-062-0250
19701 SFR25H
19701 SFR25H
19701 SFR25H
*Indicates factory-selected value
856624ol30
parts
List
Page 1 of 3

HP Part Number 85662-60130
A3A8 Analog-Digital Converter
Description Mfr
Mfr Part
Code Number
RESISTOR
1K
+-1%
.125W
TF TC=O+-100
19701
SFR25H
RESISTOR-TRMR 500 10% TKF SIDE-AOJ
17-TF
7313E
89PR500
RESISTOR-TRMR 50K 10% TKF SIDE-ADJ
17-TF 7313E
89PRSOK
RESISTOR 20K +-0.1%
,125W
TF TC=O+-25
19701
5033R
RESISTOR 31.6 +-1%
.125W
TF TC=O+-100
19701
SFR25H
RESISTOR 20K +-0.1%
.125W
TF TC=O+-25
19701
5033R
RESISTOR 20K +-0.1%
.125W
TF TC=O+-25
19701
5033R
RESISTOR
SK
+-0.1%
.125W
TF TC=O+-25
91637 CMF-55-1, T-9
RESISTOR 5K +-0.1%
.125W
TF TC=O+-25
91637
CMF-55-1, T-9
iESISTOR
5K
+-0.1%
.125W
TF TC=O+-25
91637 CMF-55-1, T-9
7ESISTOR
SK
+-0.1%
.125W
TF TC=O+-25
91637
CMF-55-1, T-9
7ESISTOR 8K +-0.1%
.125W
TF TC=O+-25
19701
50331
ZESISTOR
5K +-0.1%
.125W
TF TE=O+-25
91637
CMF-55-1, T-9
1ESISTOR
3.48K
1%
.125W
TF TC=O+-100
19701 SFR25H
IESISTOR
1.1K
+-1%
.125W
TF TC=O+-100
19701 SFR25H
[ESISTOR
10K
+-0.1%
.125W
TF
TC=D+-25
19701 5033R
ZESISTOR
100 +-0.1%
.125W
TF TC=O+-25
91637
CMF-55-1. T-9
lESISTOR
1.62K
+-1%
.125W
TF TC=O+-100
19701 SFR25H
lESISTOR
5.11K
+-1%
.125W
TF TC=D+-100
19701
SFR25H
lESISTOR
5.11K
+-1%
.125W
TF
TC=O+-100
19701
[ESISTOR
31.6 +-1%
.125W
TF TC=O+-100
19701
‘ERMINAL-TEST POINT
.330IN
ABOVE
46819
'ERMINAL-TEST POINT
.330IN
ABOVE
46819
'ERMINAL-TEST POINT
.330IN
ABOVE
46819
SFR25H
SFR25H
'ERMINAL-TEST POINT
.3301N
ABOVE
46819
'ERMINAL-TEST POINT
.330IN
ABOVE
46819
'ERMINAL-TEST POINT
.330IN
ABOVE
46819
'ERMINAL-TEST POINT
.330IN
ABOVE
46819
'ERMI-NAL-TEST POINT .330IN ABOVE 46819
U'ERMINAL-TEST
POINT
.330IN
ABOVE
46819
TERMINAL-TEST POINT
.330IN
ABOVE
46819
TERMINAL-TEST POINT
.330IN
ABOVE
46819
(C
COMPARATOR GP TO-99 PKG
06665
LC
OP AMP LOW-DRIFT TO-99 PKG
06665
CMP-Ol-CJ
OP-07CJ SELECTED
[C
OP AMP LOW-DRIFT TO-99 PKG
06665
OP-07CJ SELECTED
[C
OP AMP LOW-DRIFT TO-99 PKG
06665
OP-07CJ SELECTED
1/A
12-BIT
18-CBRZ/SOR
CMOS
24355 AD7541BD(SEL)
[C
AOOR TTL LS BIN FULL ADDR 4-BIT
01295 SN74LS283N
[C
GATE TTL LS NOR
QUAD
2-INP
01295 SN74LS02N
!C INV TTL LS HEX l-INP 01295 SN74LS04N
:C FF TTL LS D-TYPE POS-EDGE-TRIG COM CL 01295 SN74LS174N
:C FF TTL LS D-TYPE POS-EDGE-TRIG COM CL 01295 SN74LS174N
l/A
lo-BIT
16-CBRZ/SDR
BPLR
24355
AD561KD
:C
COMPARATOR GP TO-99 PKG
06665 CMP-Ol-CJ
:C RGTR TTL 12-BIT
C FF TTL LS J-K BAR POS-EDGE-TRIG PRESE
C MUXR/DATA-SEL TTL LS L-TO-l-LINE
DUAD
C MUXR/DATA-SEL TTL LS L-TO-l-LINE QUAD
27014 DM2504CN
01295 SN74LS109AN
01295
SN74LS257BN
01295
SN74LS257BN
*Indicates
factory-seZected
value
Reference
Designation HP Part
Number
C
c
A3A8R4
A3A8R5
A3A8R6
A3A8R7
1757-0280
!lOO-3123
!lOO-3054
1698-6630
A3A8R8
A3A8R9
A3A8RlO
A3A8Rll
A3A8R12
1757-0180
2
1698-6630
?
1698-6630
3
1698-6320
a
1698-6320
a
A3A8R13
A3A8R14
A3A8R15
A3A8R16
A3A8R17
1698-6320 8
1698-6320 a
1698-6361
7
1698-6320
a
1698-3152
8
A3A8R18
A3A8R19
A3A8R20
A3A8R21
A3A8R22
1757-0424
7
1698-6360 6
698-6323
1
757-0428
1
757-0438
3
A3A8R23
A3A8R24
A3A8TPl
A3A8TP2
A3A8TP3
757-0438
3
757-0180
2
360-0535
0
360-0535
D
360-0535
0
A3A8TP4
A3A8TPS
A3A8TP6
A3A8TP7
A3A8TP8
360-0535
3
360-0535
3
360-0535
3
360-0535
3
360-0535
3
A3A8TP9
3360-0535
3
A3A8TPlO
0360-0535
0
A3A8TPll 0360-0535
0
A3A8Ul 1826-0116
2
A3A8U2
1826-0471
2
A3A8U3
A3A8U4
A3A8U5
A3A8U6
A3A8U7
1826-0471
2
1826-0471
2
1826-0684
9
1820-1441
6
1820-1144
6
A3A8U8
1820-1199
A3A8U9
1820-1196
A3A8UlO
1820-1196
A3A8Ull 1820-1984
A3A8U12
1826-0116
A3A8U13
1820-1720
A3A8U14
1820-1282
A3A8U15
1820-1438
A3A8U16
1820-1438
856f524ol30
Parts
List
Page 2 of 3
%
1
1
1
1
1
1
1
1
1
1
1
1
1
1
1
1
1
1
1
1
1
1
1
1
1
1
1
1
1
1
1
1
1
1
1
1
1
1
1
1
1
1
1
1
1
1
1
1

HP Part Number 85662-60130
A3A8 Analog-Digital Converter
Reference
HP Part C
Designation
Number D
w
Description Mfr
Mfr Part
Code Number
A3ABU17 1820-1438
1 1
IC MUXR/DATA-SEL
TTL LS
2-TO-l-LINE
QUAD
01295 SN74LS257BN
A3ABU18
1820-1438
1
1
IC MUXR/DATA-SEL
TTL LS P-TO-l-LINE QUAD
01295
SN74LS257BN
A3A8VRl 1902-0686
3
1
DIOOE-ZNR
6.2V
2% DO-7
PD=.4W
TC=+.002%
04713 11825
*Indicates factory-selected value
85662-60130
Parts List
Page 3 of 3

IF-DISPLAY SECTION
A3A8ANALOG-DIGITAL
CONVERTER
---p----
:
--mm---
SWEEP
SWEEP
WI6
INPVT I
Jl
FROM
-
fi
(21f
’
RF
SECTION
-15”
TRACK DIGITAL
AND STORAGE
HOLD MOTHERED
1
4
A3AlO
’
r-h
SHIELD
LTRK
+
21<
1
I
1
I
1
I
\I
I
I
ASXA7P2
I
,I I<
I
I
I
I
I
I
I
I
I
I
I
I
I
I
I
I
I
I
I
I
I
I
I
I
I
I
I
I
I
I
I
I
I
I
I
LAOC
j*3>d<
9
$=-
LO
RAMP
-2’>
I
I<$&.
LTSTA-+22\12/25’
I
NTERFACE
A3A71
IUHZ
-
I
DIGITAL
1
STORAGE
MOTHERED
I-
I
MAIN
’
I
I
I
A3A8
III
-----------P-B
J
A3A8 Analog-Digital Converter, Block Diagram

z-
0
0
0
0
0
0
0
0
-0
0
0
0
0
0
0
0
0
:,
0
U15
d
U16 4
I
1
m
I
m
m
(R10
0
u2
I
I
m
C
Jl
II
,GAlN
‘OFFS
A3A8 Analog-Digital Converter Component Locations, 85662-60130


A3A9
A3A9
Track and Hold, Circuit Description
A3A9
Track and Hold provides circuitry to insure that the true peak of the RF signal and a
true representation of noise are displayed on the CRT. This is accomplished by positive and
negative peak detection.
Positive Peak Detector
@
The Positive Peak Detector acquires the most positive voltage to appear at its input and
holds that voltage on holding capacitor C26 until the circuit is reset by a reset pulse from the
decoding and timing circuits. FET Q6 is periodically turned on by the reset pulse, discharging
C26 through R12 and
QS
to ground. Figure 1 shows a simplified schematic of the Positive
Peak Detector.
EOUT
Figure 1. Positive Peak Detector, Simplified Schematic
The circuit consists of amplifier Q3, Q2,
Ql,
diode
CRl,
holding capacitor C26, and buffer
Q4, Q5. When
Ei,
is less than the feedback voltage
E,t,
CR1 is off and C26 will hold the
voltage it has acquired. CR3 limits the reverse voltage across CR1 to minimize leakage
current. CR1 turns on when
Ei,
is greater than E
out’
E
and C26 charges to equalize
Ei,
and
out-
A pair of matched FETs, Q4A and
Q4B,
and emitter follower Q5 are used in the buffer
circuit. Q4A is used as a source follower and
Q4B
as a current source. The Q4A bias current
is equal to the algebraic sum of the current from
Q4B,
the base current to Q3B, and the bias
current through R13. This sum of currents insures a very small gate-to-source voltage and
prevents gate-to-source forward biasing.
Ql,
Q2, and Q3 are all dual transistors. Q3 and Q2 form the input stage, with Q3 connected
as emitter followers and Q2 forming a differential pair. Gain for the differential stage is set by
collector resistor R7. Additional gain is provided by
QlB.
QlB
is connected as a transistor
inverter with
R9
in the emitter and R8 in the collector.
QlA
is connected as a diode. Gain
and offset adjustments for the Positive Peak Detector are performed in the resistor divider
that includes
Rl
and R2. GPOS potentiometer R39 adjusts the attenuation so that a 2 V
full-scale input produces a 1 V full-scale output. OFS POS potentiometer R44 zeroes the
A3A9
1

output with 0 V input. U5 compares the input and output of the Peak Detector. A TTL high
level is produced when the output is greater than the input. (R40, R41, and
R16
provide a
small amount of hysteresis for noise immunity.)
Negative Peak Detector
@
The Negative Peak Detector acquires the most negative voltage to appear at its input and
holds that voltage on holding capacitor C38 until reset by a pulse from the decoding and
timing circuits. Circuit operation is the same as that of the Positive Peak Detector except
that supply polarities are reversed and PNP instead NPN transistors are used. Figure 2 shows
a simplified schematic of the Negative Peak Detector.
o-2v
R20
FROM
A4A1
R52
Eoul
Figure 2. Negative Peak Detector, Simplified Schematic
The circuit consists of amplifier
Q7/Q8/QlO,
diode CR2, holding capacitor C38, buffer
Qll/Q9,
and reset transistor Q12. R71 creates an offset between the output and the emitter
of
Q9.
This insures that the voltage across C38 is always negative for positive outputs from
0 V to
+1
V. GNEG potentiometer R52 sets the gain (input attenuation) so that a 2 V
full-scale input produces a 1 V full-scale output. OFS NEG potentiometer R36 zeroes the
offset. U4 compares the input to the output.
Decoding and Timing
@
The Decoding and Timing circuit provides reset pulses to the Peak Detectors and control lines
for Multiplexer selection, and it performs other logic functions.
U9
decodes control lines SEL A and SEL B to produce three lines for Multiplexer selection.
After inversion by
U8A,
U8B,
and
U8C,
the voltage levels are shifted to -0.5 V and +9 V.
Multivibrators
U12A
and
U12B
produce pulses (when triggered by HOLD) which reset the
Peak Detectors. Latches U13A and
U13B
are used to provide the Peak Detector status signal
LTRK.
Multiplexer
@
The outputs of the Peak Detectors are multiplexed through
Ul
before sampling by the Track
and Hold circuit. Control lines to the Multiplexer are provided by the Decoding and Timing
circuit.
2
A3A9

Track and Hold
@
The Track and Hold circuit samples the signal appearing at the output of multiplexer
Ul
and
holds the voltage on capacitor
(215.
The output of the Track and Hold circuit is used in A3A8
Analog-Digital Converter, where it is converted into Y-axis graph data. A simplified schematic
of the Track and Hold circuit is shown in Figure 3.
R59
TO
A3A8
Figure 3. Track and Hold Circuit, Simplified Schematic
Ql6
and Q15 form a buffer amplifier.
Q14
switches on and off to open or close a path between
the amplifier and holding capacitor C15. A FET input amplifier (Q13, US) amplifies the
capacitor voltage by a factor of 10. The gain is set the T/H GAIN potentiometer R57. Offset
is adjusted by controlling the current flow through R67 with (T/H) OFS potentiometer R59.
A3A9
3

A3A9 Track and Hold, Troubleshooting
Display problems which involve only the video are often caused by malfunctions on either
A3A8 Analog-Digital Converter or the A3A9 Track and Hold. The blue
[SHIFT]
key functions
and the Digital Storage Test Patterns can be used to isolate the failure.
Figure 4 shows the Digital Storage Test Pattern. Refer to “A3 Digital Storage
Troubleshooting” to generate the test pattern. The three vertical lines represent the detector
outputs on
A3A9.
The left one is the negative peak detector, the center one is the sampling
mode and the right one is the positive peak detector. These should move up and down when
a VIDEO signal is present at A3A9J1, indicating normal operation. If one is stuck, the blue
(SHIFT) key can be used to verify this.
I I IIII
I
v
I
1
I
I/
I
I
Figure 4. Typical Digital Storage Test Pattern
Slight stair-stepping of the diagonal line could be caused by a low order bit failure on
A3A8
or a noisy component on A3A9. To isolate the assemblies remove
A3A9,
jumper
A3A8TPl
to
A3A8TP6
and push Instrument Preset. The Display is a diagonal line. If the diagonal line is
not stair-stepped or noisy, the problem is on A3A9.
Noise on the peaks of the displayed signals is most often caused by leakage in
QS
or Q14. This
is very noticeable in 0 Hz frequency spans. To determine whether Q6 or
Q14
is defective,
sampling detection is used. (SHIFT) TRACE A
(BLANK]
(KSe) puts the instrument in the
sampling mode. A noisy signal when using the sampling mode generally indicates a defective
Q14. A defective
QS
produces noise in the normal detection mode and in the positive peak
detection mode,
cm)
TRACE A
@ZiGi@
(KSb).
4
A3A9

Proper operation of the detectors can be tested with the following sequence.
[CLEAR-WRITE] TRACE B
Instrument Preset
(-)
8
[SHIFT)
TRACE A
(MAXHOLD)
. . . . . . . . . . . . . . . . . . . . . . . . . . Positive Peak Detection
[VIEW) TRACE B
[SHIFT) TRACE A
m
. . . . . . . . . . . . . . . . . . . . . . . . . . . . . Negative Peak Detection
(both traces coincide)
(SHIFT)
TRACE A
@Z@
. . . . . . . . . . . . . . . . . . . . . . . . . . . . . . . . . . . . Sampling Mode
(both traces coincide)
If the traces do not coincide in the above test, refer to “Track and Hold Adjustments” in the
Performance Tests and Adjustments Manual.
If the voltage on
A3A9TP8
is correct and that of
A3A9TP9
is incorrect when performing the
BIAS Check of Note 10 on the schematic, check to see if the drain and source voltages on
Q14
are approximately
+l
V. If not, Q14 is most likely open.
The LTRK signal is verified using an oscilloscope. Following an Instrument Preset, set the
spectrum analyzer sweep time to 75 ms. Figure 5 shows the resultant waveform.
Oscilloscope settings:
Sweeptime: 50
ms/div
Anolyzer Sweeptime: 75 ms
Figure 5. LTRK
Timing
Waveform
11
I
T
I
II
I/
-
+4v
-
ov
The Decoding and Timing
0
is checked using an oscilloscope. Figure 6 shows the timing
waveforms when using Digital Storage Test Program 5. When Digital Storage Test Program
6 is used, HOLD is normally high. It goes low every 80 ms. The two reset lines are then
active only every 80 ms. Figure 5 shows the LTRK line for a sweep time of 75 ms following an
Instrument Preset.
A3A9
5

INSEL
B
INSEL
A
RSEN
HOLD*
SEL P
SEL N
SEL INPUT
RESET
POS.PK*
(U8
PIN 12)
RESET
NEG.PK*
(UlO
PIN 6)
,-+
-m-r-+;:
I--
8OP
--I
l-n-nI-LI+::
-4
I--
zaps
--IF-
‘P
r
IL-+::
I--
80pr-4
+11116”
b-80Pe
240~1s
-c(
IIr:y6,
I--801.‘~-
240~s
--+
VI+:;
*
For Test Program 6, HOLD is normally high, going low only every 80
msec
which resets
the peak detectors (RESET POS.PK and RESET NEG.PK). All other
wave
forms remain the
same
as for Test Program 5.
Figure 6. A3A9 Timing Waveforms Using Digital Storage Test Program 5
6
A3A9

Reference
Designation:
A3A9
HP Part
Number
85662-60151
2
A3A9Cl
A3A9C2
A3A9C3
A3A9C4
A3A9C7
0160-4835
7
0160-4835
7
0180-1746
5
0180-1746
5
0180-0229
7
A3A9C8
A3A9C9
A3A9ClO
A3A9Cll
A3A9C12
0160-4835
7
0160-4835
7
0160-4835
7
0180-0197
8
0160-4835
7
A3A9C13
A3A9C14
A3A9C15
A3A9C16
A3A9C17
0160-4832
4
0160-4835
7
0160-3536
3
0160-4835
7
0160-4835
7
A3A9C18
0160-4801
7
A3A9C19 0160-4801
7
A3A9C20
0160-4835
7
A3A9C21 0160-4835
7
A3A9C22 0160-4835
7
A3A9C23
A3A9C24
A3A9C25
A3A9C26
A3A9C27
0160-4832
4
0160-4835
7
0160-4835
7
0160-0945
2
0160-4835
7
A3A9C30
0160-4835
7
A3A9C31 0160-4835
7
A3A9C32
0160-4835
7
A3A9C33
0160-4835
7
A3A9C34
0160-4835
7
A3A9C35
0160-4835
7
A3A9C36
0160-4835
7
A3A9C37
0160-4835
7
A3A9C38
0160-0945
2
A3A9C39 0160-4832
4
A3A9C40
A3A9C41
A3A9C42
A3A9C43
A3A9C44
D160-4835
D160-4835
D160-4812
0160-4808
0160-4801
A3A9C45
A3A9C46
A3A9C47
A3A9C48
A3A9C49
D160-4832
0160-4835
D160-4835
DlBO-1746
DlBO-1746
-
a
-
1
1
1
1
1
1
1
1
1
1
1
1
1
1
1
1
1
1
1
1
1
1
1
1
1
1
1
1
1
1
1
1
1
1
1
1
1
1
1
1
1
1
1
1
1
1
-
HP Part Number 85662-60151
A3A9 Track and Hold
Description
Mfr
Mfr Part
Code Number
BOARD ASSEMBLY TRACK AND HOLD
(SERIAL PREFIXES:
2403~-2534~) 28480 85662-60151
CAPACITOR-FXD
.lUF
+-lo% 50VDC CER
04222 SAllSC104KAAH
CAPACITOR-FXD
.lUF
+-lo% 50VDC CER
04222
SAllSC104KAAH
CAPACITOR-FXD
15UF+-10%
ZOVDC TA
56289 150D156X9020BZ-DYS
CAPACITOR-FXD
15UF+-10%
ZOVOC
TA
56289 150D156X9020BZ-DYS
CAP-FXD 33uF 10 V TA +-lo%
56289 150D336X9010BZ-DYS
CAPACITOR-FXD
.lUF
+-lo% 50VDC CER
04222
SAllSClO4KAAH
CAPACITOR-FXD
.lUF
+-lo% 50VDC CER
04222
SAllSC104KAAH
CAPACITOR-FXD
.lUF
+-lo% SOVDC CER
04222
SA115C104KAAH
CAPACITOR-FXD Z.ZUF+-10% ZOVDC TA
56289 150D225X9020A2-DYS
CAPACITOR-FXD
.lUF
+-lo% SOVDC CER
04222 SAllSC104KAAH
CAPACITOR-FXD
.OlUF
+-10X
1OOVDC
CER
04222
SAlOlC103KAAH
CAPACITOR-FXD
.lUF
+-lo% SOVDC CER
04222
SAllSC104KAAH
CAPACITOR-FXD 620PF +-5X
1OOVDC
MICA
D+7
09023 CD15FC621J03
CAPACITOR-FXD
.lUF
+-lo% 50VDC CER
04222 SA115C104KAAH
CAPACITOR-FXD
.lUF
+-lo% SOVDC CER
04222
SA115C104KAAH
CAPACITOR-FXD
1OOPF
+-5X
1OOVDC
CER 0+-3
04222
SAlOZAlOlJAAH
CAPACITOR-FXD
1OOPF
+-5%
1OOVDC
CER 0+-3
04222
SAlOZAlOlJAAH
CAPACITOR-FXD
.lUF
+-lo% SOVDC CER
04222
SAllSC104KAAH
CAPACITOR-FXD
.lUF
+-lo% SOVDC CER
04222
SA115C104KAAH
CAPACITOR-FXD
.lUF
+-lo% SOVDC CER
04222
SA115C104KAAH
CAPACITOR-FXD
.OlUF
+-lo%
1OOVDC
CER
04222
SAlOlC103KAAH
CAPACITOR-FXD
.lUF
+-lo% 50VDC CER
04222
SA115C104KAAH
CAPACITOR-FXD
.lUF
+-lo% 50VDC CER
04222
SAllSC104KAAH
CAP-FXD
91OpF
100
V
MICA
+-5%
09023 CD15FA911J03
CAPACITOR-FXD
.lUF
+-lo% 50VDC CER
04222
SA115C104KAAH
CAPACITOR-FXD
.lUF
+-lo% SOVDC CER
04222 SA115C104KAAH
CAPACITOR-FXD
.lUF
+-lo% 50VDC CER
04222
SA115C104KAAH
CAPACITOR-FXD
.lUF
+-lo% SOVDC CER
04222
SAllSC104KAAH
CAPACITOR-FXD
.lUF
+-lo% SOVDC CER
04222
SAllSC104KAAH
CAPACITOR-FXD
.lUF
+-lo% 50VDC CER
04222
SAllSClO4KAAH
CAPACITOR-FXD
.lUF
+-10x SOVDC CER
04222
SAllSC104KAAH
CAPACITOR-FXD
.lUF
+-lo% 50VDC CER
04222
SA115C104KAAH
CAPACITOR-FXD
.lUF
+-lo% SOVDC CER
04222
SA115C104KAAH
CAP-FXD
91OpF
100 V MICA +-5%
09023 CD15FA911J03
CAPACITOR-FXD
.OlUF
+-lo%
1OOVDC
CER
04222
SAlOlC103KAAH
CAPACITOR-FXD
.lUF
+-lo% 50VDC CER
04222
SA115C104KMH
CAPACITOR-FXD
.lUF
+-lo% 50VDC CER
04222
SAllSC104KAAH
:AP-FXD
22OpF
100 V +-5%
04222
SAlOlAZZlJAAH
ZAPACITOR-FXD 470PF +-5X
1ODVDC
CER 0+-3
04222
SAlOlA471JAAH
EAPACITOR-FXD
1OOPF
+-5%
1ODVDC
CER 0+-3
04222
SAlOZAlOlJAAH
ZAPACITOR-FXD
.OlUF
+-lo%
1OOVDC
CER
04222
SAlOlC103KAAH
EAPACITOR-FXD
.lUF
+-IO%
50VDC CER
04222
SAllSC104KAAH
"APACITOR-FXD
.lUF
+-10% SOVDC CER
04222
SA115C104KAAH
CAPACITOR-FXD
15UF+-10%
ZOVDC TA
56289 150D156X9020BZ-DYS
ZAPACITOR-FXD
15UF+-10%
ZOVDC TA
56289 15OD156X902OBZ-DYS
*Indicates factory-selected value
85662-60151
Parts List
Page 1
of
4

Reference
Designatior HP Part
Number
C
c
A3A9C50
0160-4835
7
A3A9C51 0160-4835
I
A3A9C52
0160-4835
7
A3A9C53
0160-4835
I
A3A9C54 0160-4835
7
A3A9C55 0160-4835
7
A3A9CRl 1901-0376
6
A3A9CR2 1901-0376
E
A3A9CR3 1901-0535
9
A3A9CR4 1901-0033
2
A3A9CR5 1901-0535
9
A3A9Jl 1250-0543
8
A3A9J2 1250-0543
8
A3A9Ll
9140-0096
1
A3A9L2 9100-1629
4
A3A9L3
A3A9L4
A3A9L5
A3A9L6
A3A9MPl
9100-1629
4
9140-0210
1
9100-1629
4
9100-1629
4
1480-0073
6
A3A9MP2 4040-0756
A3A9Ql 1853-0075
A3A9Q2 1854-0712
A3A9Q3 1854-0712
A3A9Q4 1855-0050
A3A9Q5 1854-0019
A3A9Q6 1855-0241
A3A9Q7 1853-0316
A3A9Q8 1853-0075
A3A9Q9 1853-0034
A3A9QlO 1854-0475
A3A9Qll 1855-0050
A3A9Q12 1853-0322
A3A9Q13 1855-0050
A3A9Q14 1855-0241
A3A9Q15 1854-0404
A3A9Q16
1854-0475
A3A9Rl 3698-6377
A3A9R2 1698-6377
A3A9R3 3757-0442
A3A9R4 1757-0438
A3A9R5
1757-0442
A3A9R6 1757-0280
A3A9R7 1757-0274
A3A9R8
1698-0083
A3A9R9 1698-3440
A3A9RlO
1757-0442
A3A9Rll 1757-0442
3
9
3
3
4
3
5
1
9
D
5
4
3
4
5
3
5
5
5
3
3
3
3
S
3
7
3
3
85662-60151
Parts List
Page 2 of 4
w
1
1
1
1
1
1
1
1
1
1
1
1
1
1
1
1
1
1
1
2
2
1
1
1
1
1
1
1
1
1
1
1
1
1
1
1
1
1
1
1
1
1
1
1
1
1
1
1
-
HP Part Number
85662-60151
A3A9 Track and Hold
Description
CAPACITOR-FXD
.lUF
+-lo% SOVDC CER
CAPACITOR-FXD
.lUF
+-lo% SOVDC CER
CAPACITOR-FXD
.lUF
+-10% SOVDC CER
CAPACITOR-FXD
.lUF
+-lo% 50VDC CER
CAPACITOR-FXD
.lUF
+-lo% SOVDC CER
Mfr
Mfr Part
Code Number
04222 SAllSC104KAAH
04222 SA115C104KAAH
04222 SAl15C104KAAH
04222 SA115C104KAAH
04222 SA115C104KAAH
CAPACITOR-FXD
.lUF
+-lo% SOVDC CER
DIODE-GEN PRP 35V 50MA DO-35
DIODE-GEN PRP 35V 50MA DO-35
DIODE-SCHOTTKY SM SIG
DIODE-GEN PRP
18OV
ZOOMA
DO-35
04222 SAllSC104KAAH
9N171 lN3595
9N171 lN3595
9N171 lN645
DIODE-SCHOTTKY SM SIG
CONNECTOR-RF SM-SNP
M
PC 50-OHM
CONNECTOR-RF SM-SNP
M
PC 50-OHM
INDUCTOR RF-CH-MLD
1UH
+-lo%
.166D-INX.3
INDUCTOR RF-CH-MLD 47UH ~-5%
.166D-INX.3
98291 51-053-0349-BE8
98291 51-053-0349-BE8
99800 1537-12
99800
1537-60
INDUCTOR RF-CH-MLD 47UH +-5%
.166D-INX.3 99800 1537-60
INDUCTOR RF-CH-MLD
1OOUH
+-5%
.166D-INX. 99800 1537-76
INDUCTOR RF-CH-MLD 47UH +-5%
.166D-INX.3 99800 1537-60
INDUCTOR RF-CH-MLD 47UH +-5%
.166D-INX.3 99800 1537-60
PIN-ROLL
.062-IN-DIA
.25-IN-LG
BE-CU
72962 99-012-062-0250
EXTR PC BD WHT
TRANSISTOR-DUAL PNP PD=400MW
TRANSISTOR-DUAL NPN PD=l.BW
TRANSISTOR-DUAL NPN PD=l.BW
TRANSISTOR-JFET DUAL N-CHAN D-MODE SI PD
28480
04713
06665
06665
34677
4040-0756
MAT-OlGH
MAT-OlGH
TRANSISTOR NPN SI TO-18 PD=360MW
TRANSISTOR MOSFET N-CHAN E-MODE TO-72 SI
TRANSISTOR-DUAL PNP PD=SOOMU
TRANSISTOR-DUAL PNP PD=4OOMW
TRANSISTOR PNP
ST
TO-18 PD=360MW
04713
28480
28480
04713
1853-0316
1853-0075
TRANSISTOR-DUAL NPN PD=750MW
TRANSISTOR-JFET DUAL N-CHAN D-MODE SI PD
TRANSISTOR PNP
2N2946A
SI TO-46 PD=4DOMW
TRANSISTOR-JFET DUAL N-CHAN D-MODE SI PD
TRANSISTOR MOSFET N-CHAN E-MODE TO-72 SI
28480
34677
04713
34677
1854-0475
TRANSISTOR NPN SI TO-18 PD=360MW
04713
TRANSISTOR-DUAL NPN
PD=75OM\J
28480
RESISTOR
200
+-D-l%
.125W
TF TC=O+-25
91637
RESISTOR 200 +-0.1X
.125W
TF TC=O+-25
91637
RESISTOR
10K
+-1%
.125W
TF TC=O+-100
19701
1854-0475
CMF-55-1. T-9
CMF-55-1. T-9
SFR25H
RESISTOR
5.11K
+-1%
.125W
TF TC=O+-100
RESISTOR
10K
+-1%
.125U
TF TC=O+-100
RESISTOR
1K
+-1%
.125W
TF TC=O+-100
RESISTOR
1.21K
+-1%
.125W
TF TC=O+-100
ZESISTOR
1.96K
1%
.125W
TF TC=O+-100
SFR25H
SFR25H
SFR25H
SFR25H
SFR25H
?ESISTOR
196 1%
.125W
TF
TC=O+-100
RESISTOR
10K
+-1%
.125W
TF TC=O+-100
1ESISTOR
10K
+-1%
.125W
TF TC=O+-100
19701
19701
19701
19701
19701
19701
19701
19701
SFR25H
SFR25H
SFR25H
*Indkates
fizctory-seZected
value

Reference
Designation
A3A9R12
A3A9R13
HP Part
Number
c
c
0757-0346
i
0757-0465
f
A3A9R14
A3A9R15
A3A9R16
A3A9R17
A3A9R18
0757-0279
(
0698-3157
:
0698-3157
:
0698-6377
E
0698-6377
E
A3A9R20
A3A9R21
A3A9R22
A3A9R23
A3A9R24
0698-6377
E
0698-6377
c
0757-0442
9
0757-0438
3
0757-0442
9
A3A9R25
0757-0280
3
A3A9R26 0757-0274
5
A3A9R27 0757-0438
3
A3A9R28
0757-0416
7
A3A9R29 0698-3157
3
A3A9R30
A3A9R31
A3A9R32
A3A9R33
A3A9R34
0698-3157
3
0757-0401
0
0757-0279
0
0698-3157
3
0698-0084
9
A3A9R35
A3A9R36
A3A9R37
A3A9R38
A3A9R39
0757-0279
0
2100-3161
6
0757-0462
3
0698-6323
1
2100-3164
9
A3A9R40
A3A9R41
A3A9R42
A3A9R43
A3A9R44
0698-3136
8
0757-0401
0
0757-0401
0
0757-0462
3
2100-3161
6
A3A9R45
A3A9R46
A3A9R47
A3A9R48
A3A9R49
0698-6323
1
0698-3136
8
0698-6320
8
0757-0289
2
0757-0440
7
A3A9R50
A3A9R51
A3A9R52
A3A9R53
A3A9R54
0757-1094
9
0757-0280
3
2100-3164
9
0698-0085
0
0698-3157
3
A3A9R55
A3A9R56
A3A9R57
A3A9R58
A3A9R59
0698-3157
3
0698-8298
3
2100-3757
6
D698-3451
0
2100-3750
9
at!
-
1
1
1
1
1
1
1
1
1
1
1
1
1
1
1
1
1
1
1
1
1
1
1
1
1
1
1
1
1
1
1
1
1
1
1
1
1
1
1
1
1
1
1
1
1
1
1
HP Part Number 85662-60151
A3A9 Track and Hold
Description
RESISTOR 10 +-1%
.125W
TF TC=O+-100
RESISTOR
1OOK
+-1%
.125W
TF TC=O+-100
Mfr Mfr Part
Code Number
91637 CMF-55-1. T-l
19701
SFR25H
RESISTOR 3.16K +-1%
.125W
TF TC=O+-100
19701
SFR25H
RESISTOR
19.6K
1%
.125W
TF TC=O+-100
19701
SFR25H
RESISTOR
19.6K
1%
.125W
TF TC=O+-100
19701 SFR25H
RESISTOR
200
+-0.1%
.125W
TF TC=O+-25
91637 CMF-55-1. T-9
RESISTOR 200 +-0.1%
.125W
TF TC=O+-25
91637 CMF-55-1, T-9
RESISTOR 200 +-0.1%
.125W
TF TC=O+-25
91637 CMF-55-1. T-9
RESISTOR
200
+-0.1%
.125W
TF TC=O+-25
91637 CMF-55-1. T-9
RESISTOR
10K
+-1%
.125W
TF TC=O+-100
19701
SFR25H
RESISTOR
5.11K
+-1%
.125W
TF TC=O+-100
19701
SFR25H
RESISTOR
10K
+-1%
.125W
TF TC=O+-100
19701 SFR25H
RESISTOR
1K
+-1%
.125W
TF TC=O+-100
19701
SFR25H
RESISTOR
1.21K
+-1%
.125W
TF TC=O+-100
19701
SFR25H
RESISTOR
5.11K
+-1%
.125W
TF TC=O+-100
19701
SFR25H
RESISTOR 511 +-1%
.125W
TF TC=O+-100
19701
SFR25H
RESISTOR
19.6K
1%
.125W
TF TC=O+-100
19701 SFR25H
RESISTOR
19.6K
1%
.125W
TF TC=O+-100
19701
SFR25H
RESISTOR 100 +-1%
.125W
TF TC=O+-100
19701
SFR25H
RESISTOR 3.16K +-1%
.125W
TF TC=O+-100
19701 SFR25H
RESISTOR
19.6K
1%
.125W
TF TC=O+-100
19701 SFR25H
RESISTOR 2.15K 1%
.125W
TF TC=O+-100
19701 SFR25H
RESISTOR 3.16K +-1%
.125W
TF TC=O+-100
19701
SFR25H
RESISTOR-TRMR
20K
10% TKF SIDE-ADJ 17-TR
73138
89PRZOK
RESISTOR 75K +-1%
.125W
TF TC=O+-100
19701 SFR25H
RESISTOR 100 +-0.1%
.125W
TF TC=O+-25
91637 CMF-55-1. T-9
RESISTOR-TRMR 10 20% TKF SIDE-ADJ 17-TRN
73138 89PRlO
RESISTOR
17.8K
1%
.125W
TF TC=O+-100
19701
SFR25H
RESISTOR 100 +-1%
.125W
TF TC=O+-100
19701 SFR25H
RESISTOR 100 +-1%
.125W
TF TC=O+-100
19701 SFR25H
RESISTOR 75K +-1X
.125W
TF TC=O+-100
19701 SFR25H
RESISTOR-TRMR
20K
10% TKF SIDE-ADJ 17-TR
73138
89PRZOK
RESISTOR 100 +-0.1X
.125W
TF TC=O+-25
91637 CMF-55-1, T-9
RESISTOR
17.8K
1%
.125W
TF TC=O+-100
19701 SFR25H
RESISTOR 5K +-0.1%
.125W
TF TC=O+-25
91637 CMF-55-1. T-9
RESISTOR
13.3K
+-1%
.125W
TF TC=O+-100
19701 SFR25H
RESISTOR
7.5K
+-1X
.125W
TF TC=O+-100
19701 SFR25H
RESISTOR
1.47K
+-1%
.125W
TF TC=O+-100
19701 SFR25H
RESISTOR
1K
+-1%
.125W
TF TC=O+-100
19701 SFR25H
RESISTOR-TRMR 10 20% TKF SIDE-ADJ 17-TRN
73138
89PRlO
RESISTOR
2.61K
1%
.125W
TF TC=O+-100
19701
SFR25H
RESISTOR
19.6K
1%
.125W
TF TC=O+-100
19701
SFR25H
RESISTOR
19.6K
1%
.125W
TF TC=O+-100
19701
SFR25H
RESISTOR
1.071K
+-0.25%
.125W
TF TC=O+-2
19701
5033R
RESISTOR-TRMR 100 10% TKF SIDE-ADJ 17-TR
73138 67XR
RESISTOR 133K 1%
.125W
TF TC=O+-100
19701
SFR25H
RESISTOR-TRMR
20K
10% TKF SIDE-ADJ 17-TR
73138 67XR
*Indicates factoy-selected value
8X162-60151
Parts List
Page 3 of 4

HP Part Number 85662-60151
A3A9 Track and Hold
Reference
HPPart
C
Mfr
Mfr
Part
Designation
Number D
w
Description
Code Number
A3A9R60
0699-1024 1 1
RESISTOR
10K
+-0.01%
.125W
TF TC=O+-10
PR1/8
A3A9R61
0757-0441 8 1
RESISTOR
8.25K
+-1%
.125W
TF
TC=O+-100 19701 SFR25H
A3A9R62
0757-0346 2 1
RESISTOR 10 +-1%
.125W
TF TC=O+-100
91637 CMF-55-1. T-l
A3A9R63
0757-0346 2 1
RESISTOR 10 +-1%
.125W
TF
TC=O+-100 91637 CMF-55-1, T-l
A3A9R64
0757-0279 0 1
RESISTOR
3.16K
+-1%
.125W
TF
TC=O+-100
19701
SFR25H
A3A9R65
0757-0280 3 1
RESISTOR
1K
+-1%
.125W
TF
TC=O+-100
19701
SFR25H
A3A9R67
0757-0416 7
1
RESISTOR 511 +-1%
.125W
TF
TC=O+-100
19701 SFR25H
A3A9R68
0698-8872
9
1
RESISTOR 532 +-0.25%
.125W
TF
TC=O+-100
K8479
H8
A3A9R69
0757-0442 9 1
RESISTOR
10K
+-I%
.125W
TF TC=O+-100
19701
SFR25H
A3A9R70 0757-0280
3 1 RESISTOR
1K
+-1%
.125W
TF
TC=O+-100 19701 SFR25H
A3A9R72
0757-0438
3 1 RESISTOR
5.11K
+-1%
.125W
TF
TC=O+-100
19701
SFR25H
A3A9R73
0757-0280 3 1
RESISTOR
1K
+-I%
.125W
TF
TC=O+-100 19701 SFR25H
A3A9R74
0757-0442 9 1
RESISTOR
10K
+-1%
.125W
TF TC=O+-100
19701
SFR25H
A3A9R75
0698-6323
1
1
RESISTOR 100 +-0.1%
.125W
TF
TC=O+-25 91637
CMF-55-l. T-9
A3A9R76
0698-3156 2 1
RESISTOR
14.7K
1%
.125W
TF
TC=O+-100 19701 SFR25H
A3A9R77
0757-0280 3 1
RESISTOR
1K
+-1%
.125W
TF
TC=O+-100 19701 SFR25H
A3A9R78
0698-3156 2
1
RESISTOR
14.7K
1%
.125W
TF
TC=O+-100 19701 SFR25H
A3A9R79
0757-0280 3 1
RESISTOR
1K
+-1%
.125W
TF
TC=O+-100 19701 SFR25H
A3A9R80
0698-3156 2
1
RESISTOR
14.7K
1%
.125W
TF
TC=O+-100 19701
SFR25H
A3A9R81
0757-0280 3 1
RESISTOR
1K
+-1%
.125W
TF
TC=O+-100 19701 SFR25H
A3A9R82
0698-3156 2 1
RESISTOR
14.7K
1%
.125W
TF TC=O+-100
19701
SFR25H
A3A9R83
0757-0280 3 1
RESISTOR
1K
+-1%
.125W
TF
TC=O+-100
19701
SFR25H
A3A9R84
0698-3156 2 1
RESISTOR
14.7K
1%
.125W
TF
TC=O+-100 19701 SFR25H
A3A9R85
0757-0280 3 1
RESISTOR
1K
+-1%
.125W
TF
TC=O+-100
19701
SFR25H
A3A9R86
0698-3150 6 1
RESISTOR
2.37K
1%
.125W
TF
TC=O+-100
19701
SFR25H
A3A9R87
0698-3150 6
1
RESISTOR
2.37K
1%
.125W
TF
TC=O+-100 19701
SFR25H
A3A9R88
0698-3150
6 1 RESISTOR
2.37K
1%
.125W
TF TC=O+-100
19701
SFR25H
A3A9R89
0698-3150 6
1
RESISTOR
2.37K
1%
.125W
TF
TC=O+-100
19701
SFR25H
A3A9R90
0698-3150 6
1
RESISTOR 2.371: 1%
.125W
TF
TC=O+-100 19701 SFR25H
A3A9TPl
0360-0535 0 1
TERMINAL-TEST POINT
.330IN
ABOVE
46819
A3A9TP2
0360-0535 0 1
TERMINAL-TEST POINT
.330IN
ABOVE
46819
A3A9TP3
0360-0535 0 1
TERMINAL-TEST POINT
.330IN
ABOVE
46819
A3A9TP9
0360-0535 0 1
TERMINAL-TEST POINT
.330IN
ABOVE
46819
A3A9Ul
1826-0415 4
1
ANALOG MULTIPLEXER 4 CHNL 16 -DIP-P
SO5000N
A3A9U4
1826-0026 3 1
IC COMPARATOR PRCN TO-99 PKG 27014
LMSllH
A3A9U5
1826-0026 3 1
IC COMPARATOR PRCN TO-99 PKG
27014
LM311H
A3A9U6
1826-0089 8 1
IC OP AMP
WB
TO-99 PKG
34371
HA2-2525-5 (SELECTED)
A3A9U8
1820-0471 0 1
IC INV TTL HEX
l-INP 01295 SN7406N
A3A9U9
1820-1281 2 1
IC OCOR TTL LS
2-TO-4-LINE
DUAL
01295
SN74LS139AN
A3A9UlO
1820-1202 7
1
IC GATE TTL LS NAND TPL
3-INP 01295
SN74LSlON
A3A9Ull
1820-1197 9 1
IC GATE TTL LS NAND
QUA0
2-INP 01295 SN74LSOON
A3A9U12
1820-1423 4 1
IC MV TTL LS MONOSTBL
RETRIG
DUAL
01295 SN74LS123N
A3A9U13
1820-1112 8 1
IC FF TTL LS O-TYPE POS-EDGE-TRIG PRESET
01295
SN74LS74AN
A3A9U14
1826-0601 0 1
IC OP AMP PRCN TO-99 PKG 06665
OP-16FJ
A3A9U15
1826-0601 0 1
IC OP AMP PRCN TO-99 PKG 06665
OP-16FJ
85662-60151
parts
List
*Indicates factory-selected value
Page 4 of 4

HP Part Number 85662-60165
A3A9 Track and Hold
Reference
Designation
HP Part
Number
C
0
A3A9
85662-60165
8
A3A9Cl
A3A9C2
A3A9C3
A3A9C4
A3A9C7
0160-4835
7
0160-4835
7
0180-1746
5
0180-1746
5
0180-0229
7
A3A9C8
0160-4835
7
A3A9C9 0160-4835
7
A3A9ClO
0160-4835
7
A3A9Cll 0180-0197
8
A3A9C12 0160-4835
7
A3A9C13
0160-4832
A3A9C14
0160-4835
A3A9C15
0160-3536
A3A9C16
0160-4835
A3A9C17 0160-4835
A3A9C18
0160-4801
A3A9C19
0160-4801
A3A9C20
0160-4835
A3A9C21 0160-4835
A3A9C22 0160-4835
A3A9C23
0160-4832
A3A9C24
0160-4835
A3A9C25
0160-4835
A3A9C26
0160-0945
A3A9C27 0160-4835
A3A9C30
0160-4835
A3A9C3
1
0160-4835
A3A9C32 0160-4835
A3A9C33 0160-4835
A3A9C34
0160-4835
A3A9C35
0160-4835
A3A9C36
0160-4835
A3A9C37 0160-4835
A3A9C38
0160-0945
A3A9C39 D160-4832
A3A9C40
A3A9C41
A3A9C42
A3A9C43
A3A9C44
0160-4835
D160-4835
0160-4812
D160-4808
D160-4801
A3A9C45
D160-4832
A3A9C46
3160-4835
A3A9C47
3160-4835
A3A9C48
3180-1746
A3A9C49 3180-1746
4
7
3
7
7
7
7
7
7
7
4
7
7
2
7
7
7
7
7
7
7
7
7
2
4
7
7
0
4
7
4
7
7
5
5
Y
1
1
1
1
1
1
1
1
1
1
1
1
1
1
1
1
1
1
1
1
1
1
1
1
1
1
1
1
1
1
1
1
1
1
1
1
1
1
1
1
1
1
1
1
1
1
Description
BOAR0 ASSEMBLY, TRACK AND HOLD
(SERIAL PREFIX:
2541~) 28480
85662-60165
CAPACITOR-FXD
.lUF
+-lo% 50VDC CER
04222
SA115C104KAAH
CAPACITOR-FXD
.lUF
+-lo% SOVDC CER
04222
SA115C104KAAH
CAPACITOR-FXD
15UF+-10%
20VOC TA
56289 150D156X9020B2-DYS
CAPACITOR-FXD
15UF+-10%
20VDC TA
56289 150D156X9020B2-DYS
CAP-FXD 33uF 10 V TA
56289 1500336X9010B2-DYS
CAPACITOR-FXD
.lUF
+-lo% SOVDC CER
04222
SAllSC104KAAH
CAPACITOR-FXD
.lUF
+-10% 50VDC CER
04222
SA115C104KAAH
CAPACITOR-FXD
.lUF
+-lo% 50VDC CER
04222
SA115C104KAAH
CAPACITOR-FXD 2.2UF+-10% 20VOC TA
56289
lSOD225X9020A2-DYS
CAPACITOR-FXD
.lUF
+-IO% 50VDC CER
04222
SA115C104KAAH
CAPACITOR-FXD
.OlUF
+-lo%
1OOVDC
CER
04222
SAlOlC103KAAH
CAPACITOR-FXD
.lUF
+-10X
5OVOC
CER
04222
SA115C104KAAH
CAPACITOR-FXD 620PF +-5%
IOOVDC
MICA
0+7 09023
CD15FC621J03
CAPACITOR-FXD
.lUF
+-lo% 50VDC CER
04222
SAllSC104KAAH
CAPACITOR-FXD
.lUF
+-IO% SOVDC CER
04222
SA115C104KAAH
CAPACITOR-FXO
1OOPF
+-5%
1OOVOC
CER O+-3
04222
SA102AlOlJAAH
CAPACITOR-FXO
1OOPF
+-5%
1OOVDC
CER O+-3
04222
SAlOEAlOlJAAH
CAPACITOR-FXD
.lUF
+-lo%
SOVDC
CER
04222
SA115ClD4KAAH
CAPACITOR-FXD
.lUF
+-10X 50VDC CER
04222
SAllSC104KAAH
CAPACITOR-FXD
.lUF
+-lo%
5OVDC
CER
04222
SAllSC104KAAH
CAPACITOR-FXD
.OlUF
+-10x
1OOVDC
CER
04222
SAlOlC103KAAH
CAPACITOR-FXO
.lUF
+-lo%
SOVDC
CER
04222
SAllSC104KAAH
CAPACITOR-FXD
.lUF
+-lo% SOVDC CER
04222
SA115C104KAAH
CAP-FXD
91OpF
100 V MICA
09023
CD15FA911J03
CAPACITOR-FXD
.lUF
+-lo% 50VOC CER
04222
SAll5C104KAAH
CAPACITOR-FXD
.lUF
+-lo% 50VDC CER
04222
SA115C104KAAH
CAPACITOR-FXD
.lUF
+-lo% 50VOC CER
04222
SAllSC104KAAH
CAPACITOR-FXD
.lUF
+-lo% 50VDC CER
04222
SA115C104KAAH
CAPACITOR-FXD
.lUF
+-10X 50VDC CER
04222
SAllX104KAAH
CAPACITOR-FXD
.lUF
+-lo% SOVDC CER
04222
SA115C104KAAH
CAPACITOR-FXD
.lUF
+-lo% 50VDC CER
04222
SA115C104KAAH
CAPACITOR-FXD
.lUF
+-lo%
SOVDC
CER
04222
SA115C104KAAH
CAPACITOR-FXD
.lUF
+-lo%
5OVDC
CER
04222
SAllSC104KAAH
CAP-FXD
91OpF
100 V MICA
09023
CD15FA911J03
CAPACITOR-FXD
.OlUF
+-lo%
1OOVDC
CER
04222
SAlOlC103KAAH
CAPACITOR-FXD
.lUF
+-lo% 50VDC CER
CAPACITOR-FXD
.lUF
+-lo% 50VOC CER
CAP-FXO
22OpF
100 V
CAPACITOR-FXD 470PF +-5%
1OOVDC
CER O+-3
CAPACITOR-FXD
1OOPF
+-5%
1OOVDC
CER O+-3
04222
SA115C104KAAH
04222
SA115C104KAAH
04222
SAlOlAZZlJAAH
04222
SAlOlA471JAAH
04222
SA102AlOlJAAH
CAPACITOR-FXD
.OlUF
+-lo%
1OOVOC
CER
04222
SAlOlC103KAAH
CAPACITOR-FXO
.lUF
+-IO% 50VDC CER
04222
SA115C104KAAH
CAPACITOR-FXD
.lUF
+-lo% SOVDC CER
04222
SA115ClO4KAAH
CAPACITOR-FXD
lSUF+-10%
LOVDC
TA
56289
150D156X902082-DYS
CAPACITOR-FXO
15UF+-10%
20VDC TA
56289 150D156X9020B2-DYS
*Indicates facto y-selected value
Mfr
Mfr Part
Code Number
85662-60165 Parts List
Page 1 of 4

HP Part Number 85662-60165
A3A9 Track and Hold
Description
Mti
Mfr Part
Code Number
CAPACITOR-FXO
.lUF
+-lo% 5OVDC CER
04222
SA115C104KAAH
CAPACITOR-FXD
.lUF
+-lo%
SOVDC
CER
04222
SAllSC104KAAH
CAPACITOR-FXD
.lUF
+-lo% 50VDC CER
04222
SA115C104KAAH
CAPACITOR-FXD
.lUF
+-lo% 50VDC CER
04222
SAllSC104KAAH
CAPACITOR-FXD
.lUF
+-lo%
SOVDC
CER
04222
SAllSC104KAAH
CAPACITOR-FXO
.llJF
+-lo% 50VDC CER
CAP-FXD
27pF
100 V
DIODE-GEN PRP 35V 50MA DO-35
DIODE-GEN PRP 35V
5OMA
DO-35
DIODE-SCHOTTKY
SM
SIG
04222
SA115C104KAAH
04222
SA102A270JAAH
9N171 lN3595
9N171 lN3595
DIODE-GEN PRP 180V 200MA DO-35
DIODE-SCHOTTKY SM SIG
9N171 lN645
CONNECTOR-RF SM-SNP
M
PC 50-OHM
98291
51-053-0349-BE8
CONNECTOR-RF SM-SNP
M
PC 50-OHM
98291
51-053-0349~BE8
INDUCTOR RF-CH-MLD
1UH
+-lo%
.166D-INX.3 99800 1537-12
INDUCTOR RF-CH-MLD 47UH +-5%
.166D-INX.3 99800 1537-60
INDUCTOR RF-CH-MLD 47UH +-5%
.166D-INX.3 99800 1537-60
INDUCTOR RF-CH-MLD
IOOUH
+-5%
.166D-INX. 99800 1537-76
INDUCTOR RF-CH-MLD 47UH +-5%
.166D-INX.3 99800 1537-60
INDUCTOR RF-CH-ML0 47UH +-5%
.166D-INX.3 99800 1537-60
PIN-ROLL
.062-IN-DIA
.25-IN-LG BE-CU
EXTR-PC BD WHT POLYC
.062-IN-BD-THKNS
l-
TRANSISTOR-DUAL PNP PD=400MW
TRANSISTOR-DUAL NPN
PO=1.8W
TRANSISTOR-DUAL NPN
PO=l.BW
72962
99-012-062-0250
04713
06665
06665
MAT-OlGH
MAT-OlGH
TRANSISTOR-JFET DUAL N-CHAN D-MODE SI
PO
TRANSISTOR NPN SI TO-18 PD=360MW
TRANSISTOR MOSFET N-CHAN E-MODE TO-72 SI
TRANSISTOR-DUAL PNP
2N3808
PD=GOOMW
TRANSISTOR-DUAL PNP 213808 PD=GOOMW
34677
04713
04713 213808
04713 2N3808
TRANSISTOR PNP SI TO-18 PD=360MW
TRANSISTOR-DUAL NPN TO-78 PD=750MW
ALTERNATE-TRANSISTOR NPN MP312-52
TRANSISTOR-JFET DUAL N-CHAN D-MODE SI PD
TRANSISTOR PNP
2N2946A
SI TO-46 PD=400MW
04713
04713
34677
04713
TRANSISTOR-JFET DUAL N-CHAN D-MODE SI PD
TRANSISTOR MOSFET N-CHAN E-MODE TO-72 SI
TRANSISTOR NPN SI TO-18 PD=360MW
TRANSISTOR-DUAL NPN TO-78 PD=750MW
ALTERNATE-TRANSISTOR NPN
MP312-52
34677
04713
04713
?ESISTOR
200
+-0.1%
.125W
TF TC=O+-25
91637
CMF-55-1. T-9
?ESISTOR
200 +-0.1%
.125W
TF TC=O+-25
91637
CMF-55-1, T-9
?ESISTOR
10K
+-I%
.125W
TF TC=O+-100
19701 SFR25H
1ESISTOR
S.llK
+-1%
.125W
TF TC=O+-100
19701 SFR25H
?ESISTOR
10K
+-1%
.125W
TF TC=O+-100
19701 SFR25H
7ESISTOR
1K
+-1%
.125W
TF TC=O+-100
19701
SFR25H
7ESISTOR
1.21K
+-1%
.125W
TF TC=O+-100
19701 SFR25H
1ESISTOR
1.96K
1%
.125W
TF TC=O+-100
19701 SFR25H
*Indicates facto y-selected value
Reference
Designation
HP
Part
Number
C
c
A3A9C50
0160-4835
i
A3A9C51 0160-4835
7
A3A9C52 0160-4835
7
A3A9C53 0160-4835
7
A3A9C54
0160-4835
7
A3A9C55
0160-4835
7
A3A9C56
0160-4786
7
A3A9CRl 1901-0376
E
A3A9CR2 1901-0376
e
A3A9CR3 1901-0535
9
A3A9CR4 1901-0033
2
A3A9CR5
1901-0535
9
A3A9Jl 1250-0543
8
A3A9J2 1250-0543
8
A3A9Ll
9140-0096
1
A3A9L2
A3A9L3
A3A9L4
A3A9L5
A3A9L6
9100-1629
4
9100-1629
4
9140-0210
1
9100-1629
4
9100-1629
4
A3A9MPl
A3A9MP2
A3A9Ql
A3A9Q2
A3A9Q3
1480-0073
6
4040-0756
3
1853-0075
9
1854-0712
3
1854-0712
3
A3A9Q4
A3A9Q5
A3A9Q6
A3A9Q7
A3A9Q8
1855-0050
4
1854-0019
3
1855-0241
5
1853-0594
7
1853-0594
7
A3A9Q9
A3A9QlO
A3A9QlO
A3A9Qll
A3A9Q12
1853-0034
0
1854-1030
0
1854-0957
0
1855-0050
4
1853-0322
9
A3A9Q13
A3A9Q14
A3A9Q15
A3A9Q16
A3A9Q16
1855-0050
4
1855-0241
5
1854-0404
3
1854-1030
3
1854-0957
3
A3A9Rl
A3A9R2
A3A9R3
A3A9R4
A3A9R5
3698-6377
5
3698-6377
5
3757-0442
3
3757-0438
3
3757-0442
3
A3A9R6
A3A9R7
A3A9R8
1757-0280
3
1757-0274
5
1698-0083
3
85662-60165 Parts List
Page2of4
;rt!
1
1
1
1
1
1
1
1
1
1
1
1
1
1
1
1
1
1
1
1
2
2
1
1
1
1
1
1
1
1
1
1
0
1
1
1
1
1
1
0
1
1
1
1
1
1
1
1

HP Part Number 85662-60165
A3A9 Track and Hold
Description
RESISTOR 196 1%
.125W
TF TC=O+-100
RESISTOR
IOK
+-1%
.125W
TF TC=O+-100
Mfr
Mfr Part
Code
Number
19701
SFR25H
19701
SFR25H
RESISTOR
10K
+-1%
.125W
TF TC=O+-100
19701
SFR25H
RESISTOR 10 +-1%
.125W
TF TC=O+-100
91631
CMF-55-1, T-l
RESISTOR
1OOK
+-1%
.125W
TF TC=O+-100
19701
SFR25H
RESISTOR
3.16K
+-1%
.125W
TF
TC=O+-100
19701
SFR25H
RESISTOR
19.6K
1%
.125W
TF TC=O+-100
19701
SFR25H
RESISTOR
19.6K
1%
.125W
TF TC=O+-100
19701
SFR25H
RESISTOR 200 +-0.1%
.125W
TF TC=O+-25
91637
CMF-55-1, T-9
RESISTOR 200 +-0.1%
.125W
TF TC=O+-25
91637 CMF-55-l. T-9
RESISTOR
200
+-0.1%
.125W
TF TC=O+-25
91637 CMF-55-l. T-9
RESISTOR 200 +-0.1%
.125W
TF TC=O+-25
91637 CMF-55-1, T-9
RESISTOR
10K
+-1%
.125W
TF TC=O+-100
19701
SFR25H
RESISTOR
5.11K
+-1X
.125W
TF TC=O+-100
19701
SFR25H
RESISTOR
10K
+-1%
.125W
TF TC=O+-100
19701
SFR25H
RESISTOR
1K
+-1%
.125W
TF TC=O+-100
19701 SFR25H
RESISTOR
1.21K
+-1%
.125W
TF TC=O+-100
19701 SFR25H
RESISTOR
5.11K
+-1%
.125W
TF TC=D+-100
19701 SFR25H
RESISTOR 511 +-1%
.125W
TF TC=O+-100
19701 SFR25H
RESISTOR
19.6K
1%
.125W
TF TC=O+-100
19701 SFR25H
RESISTOR
19.6K
1%
.125W
TF TC=O+-100
19701 SFR25H
RESISTOR 100 +-1%
.125W
TF TC=O+-100
19701 SFR25H
RESISTOR 3.16K +-1%
.125W
TF TC=O+-100
19701
SFR25H
RESISTOR
19.6K
1%
.125W
TF TC=O+-100
19701 SFR25H
RESISTOR
2.15K
1%
.125W
TF TC=O+-100
19701 SFR25H
RESISTOR 3.16K +-1%
.125W
TF TC=O+-100
19701 SFR25H
?ESISTOR-TRMR
20K 10% TKF SIDE-AOJ 17-TR
73138
89PR20K
?ESISTOR
75K +-1%
.125W
TF TC=O+-100
19701 SFR25H
?ESISTOR
100 +-0.1%
.125W
TF TC=O+-25
91637
CMF-55-1, T-9
?ESISTOR-TRMR
10 20% TKF SIDE-ADJ
17-TRN 73138 89PRlO
7ESISTOR
17.8K
1%
.125W
TF TC=O+-100
19701 SFR25H
?ESISTOR
100 +-1%
.125W
TF TC=O+-100
19701 SFR25H
IESISTOR
100 +-1%
.125W
TF TC=O+-100
19701 SFR25H
IESISTOR
75K +-1%
.125W
TF TC=O+-100
19701 SFR25H
IESISTOR-TRMR
20K 10% TKF SIDE-AOJ
17-TR 73138
89PR2DK
IESISTOR
100 +-0.1%
.125W
TF TC=O+-25
91637 CMF-55-1. T-9
IESISTOR
17.8K
1%
.125W
TF TC=O+-100
19701 SFR25H
tESISTOR
5K +-0.1%
.125W
TF TC=D+-25
91637 CMF-55-l. T-9
{ESISTOR
13.3K
+-1%
.125W
TF TC=O+-100
19701 SFR25H
lESISTOR
7.5K
+-1%
.125W
TF TC=O+-100
19701 SFR25H
lESISTOR
1.47K
+-1%
.125W
TF TC=O+-100
19701 SFR25H
tESISTOR
1K
+-I%
.125W
TF TC=O+-100
19701 SFR25H
IESISTOR-TRMR
10
20% TKF SIDE-ADJ
17-TRN 73138 89PRlO
lESISTOR
2.61K
1%
.125W
TF TC=O+-100
19701 SFR25H
[ESISTOR
19.6K
1%
.125W
TF TC=O+-100
19701 SFR25H
lESISTOR
19.6K
1%
.125W
TF TC=O+-100
19701 SFR25H
lESISTOR
1.071K
+-0.25%
.125W
TF TC=O+-2
19701 5033R
*Indicates factoy-selected value
85662-60165 Parts List
Page 3 of 4
Reference
Designatior
HP
Part
Number
A3A9R9
0698-3440
A3A9RlO
0757-0442
A3A9Rll 0757-0442
A3A9R12 0757-0346
A3A9R13 0757-0465
A3A9R14
0757-0279
A3A9R15
0698-3157
A3A9R16
0698-3157
A3A9R17 0698-6377
A3A9R18
0698-6377
A3A9R20
0698-6377
A3A9R21 0698-6377
A3A9R22
A3A9R23
A3A9R24
A3A9R25
A3A9R26
0757-0442
$
0757-0438
:
0757-0442
C
0757-0280
:
0757-0274
f
A3A9R27
A3A9R28
A3A9R29
A3A9R30
A3A9R31
0757-0438
:
0757-0416
7
0698-3157
3
0698-3157
3
0757-0401
C
A3A9R32
A3A9R33
A3A9R34
A3A9R35
A3A9R36
3757-0279
C
3698-3157
3
3698-0084
9
3757-0279
0
!lOO-3161
6
A3A9R37
A3A9R38
A3A9R39
A3A9R40
A3A9R41
1757-0462
3
1698-6323
1
X00-3164
9
1698-3136
8
1757-0401
0
A3A9R42
A3A9R43
A3A9R44
A3A9R45
A3A9R46
1757-0401
0
1757-0462
3
!lOO-3161
6
1698-6323
1
1698-3136
8
A3A9R47
A3A9R48
A3A9R49
A3A9R50
A3A9R51
1698-6320
8
1757-0289
2
1757-0440
7
1757-1094
9
)757-0280
3
A3A9R52
A3A9R53
A3A9R54
R3A9R55
93A9R56
1100-3164
9
1698-0085
0
1698-3157
3
1698-3157
3
1698-8298
3
,
,
Qt
1
1
1
1
1
1
1
1
1
1
1
1
1
1
1
1
1
1
1
1
1
1
1
1
1
1
1
1
1
1
1
1
1
1
1
1
1
1
1
1
1
1
1
1
1
1
1

Reference
Designation HP Part
Number
C
c
A3A9R57 2100-3757
E
A3A9R58
0698-3451
c
A3A9R59 2100-3750
s
A3A9R60
0699-1024
1
A3A9R61 0757-0441
E
A3A9R62 0757-0346
2
A3A9R63
0757-0346
2
A3A9R64
0757-0279
C
A3A9R65
0757-0280
3
A3A9R67 0757-0416
7
A3A9R68
0698-8872
9
A3A9R69 0757-0442
9
A3A9R70
0757-0280
3
A3A9R72
0757-0438
3
A3A9R73 0757-0280
3
A3A9R74
0757-0442
9
A3A9R75
0698-6323
1
A3A9R76
0698-3156
2
A3A9R77
0757-0280
3
A3A9R78
0698-3156
2
A3A9R79
0757-0280
3
A3A9R80
0698-3156
2
A3A9R81 0757-0280
3
A3A9R82
0698-3156
2
A3A9R83 0757-0280
3
A3A9R84
0698-3156
2
A3A9R85
0757-0280
3
A3A9R86
0698-3150
6
A3A9R87 0698-3150
6
A3A9R88
0698-3150
6
A3A9R89
0698-3150
6
A3A9R90
0698-3150
6
A3A9TPl 0360-0535
D
A3A9TP2 0360-0535
0
A3A9TP3
0360-0535
0
A3A9TP9 3360-0535
A3A9Ul 1826-0415
A3A9U4
1826-0026
A3A9U5
1826-0026
A3A9U6
1826-0089
A3A9U8
1820-0471
A3A9U9
1820-1281
A3A9UlO
1820-1202
A3A9Ull 1820-1197
A3A9U12 1820-1423
A3A9U13
A3A9U14
A3A9U15
1820-1112
L826-0601
LB26-0601
3
4
3
3
3
3
7
7
3
0
3
1
I
8566260165 Parts List
Page 4 of 4
w
1
1
1
1
1
1
1
1
1
1
1
1
1
1
1
1
1
1
1
1
1
1
1
1
1
1
1
1
1
1
1
1
1
1
1
1
1
1
1
1
1
1
1
1
1
1
1
1
A3A9 Track and Hold
Description
Mfr
Mfr Part
Code Number
RESISTOR-TRMR 100 10% TKF SIDE-AOJ
17-TF
RESISTOR 133K 1%
.125W
TF TC=O+-100
RESISTOR-TRMR 20K 10% TKF SIDE-ADJ
17-TI;
RESISTOR
10K
+-0.01%
.125W
TF TC=O+-10
RESISTOR 8.25K +-1%
.125W
TF TC=O+-100
73136
19701
73136
19701
67XR
SFR25H
67XR
PR1/8
SFR25H
RESISTOR 10 +-1%
.125W
TF TC=O+-100
91637 CMF-55-1, T-l
RESISTOR 10 +-1%
.125W
TF TC=O+-100
91637 CMF-55-1. T-l
RESISTOR 3.16K +-1%
.125W
TF TC=O+-100
19701 SFR25H
RESISTOR
1K
+-1%
.125W
TF TC=O+-100
19701 SFR25H
RESISTOR 511 +-1%
.125W
TF TC=O+-100
19701 SFR25H
RESISTOR 532 +-0.25%
.125W
TF TC=O+-100
K8479 H8
?ESISTOR
10K
+-1%
.125W
TF
TC=O+-100
19701 SFR25H
?ESISTOR
1K
+-1%
.125W
TF TC=O+-100
19701 SFR25H
iESISTOR
5.11K
+-1%
.125W
TF TC=O+-100
19701 SFR25H
2ESISTOR
1K
+-I%
.125W
TF TC=O+-100
19701 SFR25H
?ESISTOR
10K
+-1%
.125W
TF TC=O+-100
19701 SFR25H
IESISTOR
100 +-0.1%
.125W
TF TC=O+-25
91637
CMF-55-1, T-9
7ESISTOR
14.7K
1%
.125W
TF TC=O+-100
19701 SFR25H
1ESISTOR
1K
+-1%
.125W
TF TC=O+-100
19701 SFR25H
?ESISTOR
14.7K
1%
.125W
TF TC=O+-100
19701 SFR25H
ZESISTOR
1K
+-1%
.125W
TF TC=O+-100
19701 SFR25H
?ESISTOR
14.7K
1%
.125W
TF TC=O+-100
19701 SFR25H
tESISTOR
1K
+-1%
.125W
TF TC=O+-100
19701 SFR25H
tESISTOR
14.7K
1%
.125W
TF TC=O+-100
19701 SFR25H
IESISTOR
1K
+-1X
.125W
TF TC=O+-100
19701
SFR25H
(ESISTOR
14.7K
1%
.125W
TF TC=O+-100
19701 SFR25H
tESISTOR
1K
+-1%
.125W
TF TC=O+-100
19701 SFR25H
lESISTOR
2.37K
1%
.125W
TF TC=D+-100
19701 SFR25H
lESISTOR
2.37K
1%
.125W
TF TC=O+-100
19701 SFR25H
lESISTOR
2.37K
1%
.125W
TF TC=O+-100
19701 SFR25H
lESISTOR
2.371: 1%
.125W
TF TC=O+-100
19701
lESISTOR
2.371: 1%
.125W
TF TC=D+-100
19701
TERMINAL-TEST POINT
.330IN
ABOVE
46819
TERMINAL-TEST POINT
.330IN
ABOVE
46819
TERMINAL-TEST POINT
.330IN
ABOVE
4G819
SFR25H
SFR25H
-ERMINAL-TEST
POINT
.330IN
ABOVE
\NALOG
MULTIPLEXER 4 CHNL 16 -DIP-P
:C COMPARATOR PRCN TO-99 PKG
:C COMPARATOR PRCN TO-99 PKG
:C
OP AMP WB TO-99 PKG
46819
27014
27014
34371
SD5000N
LM311H
LM311H
HA2-2525-5
(SELECTED)
:C INV TTL HEX
l-INP 01295 SN7406N
:C
OCDR TTL LS
2-TO-4-LINE
DUAL
01295 SN74LS139AN
'C GATE TTL LS NAND TPL 3-INP 01295 SN74LSlON
'C
GATE TTL LS NAND
QUA0
2-INP 01295 SN74LSOON
C MV TTL LS MONOSTBL RETRIG DUAL
01295 SN74LS123N
C FF TTL LS O-TYPE POS-EDGE-TRIG PRESET
01295 SN74LS74AN
C OP AMP PRCN TO-99 PKG
06665 OP-16FJ
C OP AMP PRCN TO-99 PKG
06665 OP-16FJ
*Indicates factoruselected value


R57
T/H
\
GAIN
R59
(T/H),
OFS
TP9h
?
0
0
0
0
a
0
R39
/
GPOS
R44
,OFS
POS
A
1
-42
3
R52
/GNEG
\R36
OFS
NEG
A3A9 Track and Hold Component Locations, 85662-60151

R57
T/H
GAIN
R59
(T/H)
OFS
A3A9 Track and Hold Component Locations, 85662-60165



HP Part Number 85662160015
A3AlO Digital Storage Motherboard
Reference HP Part
Designatior Number
A3AlO 85662-60015
ASAlOA3XAlPl 1251-2026
A3AlOA3XAlP2 1251-2026
A3AlOA3XA2Pl 1251-2026
A3AlOA3XA2P2 1251-2026
A3AlOA3XA3Pl 1251-2026
A3AlOA3XA3P2
1251-2026
A3AlOA3XA4Pl 1251-2026
A3AlOA3XA5Pl 1251-2026
A3AlDA3XA6Pl 1251-2026
A3AlOA3XA6P2
1251-2026
A3AlOA3XA7Pl 1251-2026
A3AlOA3XA7P2
1251-2026
A3AlOA3XA8Pl 1251-2026
A3AlOA3XA9Pl 1251-2026
ASAlOJl 1200-1204
A3AlOJ2 1251-5926
A3AlOJ3 1251-5816
A3AlOJ4 1200-1204
A3AlOMPl 3361-0002
A3AlOMP3 35662-00045
A3AlOW2 35662-60068
A3Al
OW3
35662-60062
.
e
.
L
.
I
I
I
f
t
E
E
E
E
E
E
E
E
E
c
3
3
5
3
?
3
1
at
1
1
1
1
1
1
1
1
1
1
1
1
1
1
1
1
1
1
1
1
1
1
1
-
Description
DIGITAL STORAGE MOTHERBOARD ASSEMBLY
2848C
85662-60015
CONNECTOR-PC EDGE 18 CONT/ROW 2-ROWS
SCM18D/7-1
HP
CONNECTOR-PC EDGE 18 CONT/ROW 2-ROWS
SCM18D/7-1
HP
CONNECTOR-PC EDGE 18 CONT/ROW 2-ROWS
SCM180/7-1
HP
CONNECTOR-PC EDGE 18 CONT/ROW 2-ROWS
SCM180/7-1
HP
CONNECTOR-PC EDGE
18
CONT/ROW 2-ROWS
SCM18D/7-1
HP
CONNECTOR-PC EDGE 18 CONT/ROW E-ROWS
SCM18D/7-1
HP
CONNECTOR-PC EDGE 18 CONT/ROW L-ROWS
SCM18D/7-1
HP
CONNECTOR-PC EDGE 18 CONT/ROW L-ROWS
SCM18D/7-1
HP
CONNECTOR-PC EDGE 18 CONT/ROW L-ROWS
SCM18D/7-1
HP
CONNECTOR-PC EDGE 18 CONT/ROW L-ROWS
SCM18D/7-1
HP
CONNECTOR-PC EDGE 18 CONT/ROW L-ROWS
CONNECTOR-PC EDGE 18 CONT/ROW 2-ROWS
CONNECTOR-PC EDGE 18 CONT/ROW L-ROWS
CONNECTOR-PC EDGE 18 CONT/ROW E-ROWS
SOCKET-IC
14-CONT
DIP DIP-SLDR
00779
SCM18D/7-1
HP
SCM180/7-1
HP
SCM18D/7-1
HP
SCM180/7-1
HP
2-641609-2
CONN-POST TYPE
.lOO-PIN-SPCG
50-CONT
18873 67997-650
CONN-POST TYPE
.150-PIN-SPCG
4-CONT
00779 87236-3
SOCKET-IC
14-CONT
DIP DIP-SLDR
00779 2-641609-2
ZIVET-SEMITUB
OVH
.146DIA
.25LG
12014 R-4013
YOTHERBOARD SUPPORT BRACKET 28480
85662-00045
43 INTERFACE CABLE ASSEMBLY 28480
85662-60068
43 POWER SUPPLY CABLE ASSEMBLY 28480 85662-60062
Mfr
Code
Mfr Part
Number
*Indicates
factory-selected
value
85662~60015
Parts List
Page 1 of 1

ASXAlPI
I
A3XA2P
1
AJXAJP
1
A3XA4P
1
A3XA5P
1
A3XA6Pl
A3XA7P
1
A3XA9P
1
AJXAlP2
A3XA2P2
A3XASP2
A3XA6P2
A3XA7P2


A4Al
A4Al
Video Processor, Circuit Description
A4Al
Video Processor filters the detected IF signal from
A4A2
Log Amplifier, it sets the
dB/DIV
LOG SCALE and the REFERENCE LEVEL offsets below -50
dBm
or -70
dBm,
and it provides the IF video output and the X and Y recorder outputs.
Video Filter
@
The Video Filter is an RC low pass filter with selectable R and C. The series resistance R
is one of two values controlled by switch U7. When the switch is closed (0),
R17
is short
circuited and the series resistance is minimum. In this state, video bandwidths from 3
kHz
to
3 MHz are attainable (The 3 MHz nominal bandwidth is attained when Q14 through Q20 are
turned off). When switch U7 is open
(l),
the series resistance R is high, approximately equal
to R17 and video bandwidths from 1 Hz to 1
kHz
are attainable. Shunt capacitors C5 through
Cl1
are selected by switching transistors Q14 through Q20. Only one of these switching
transistors can be on at any one time. Each capacitor except
Cl1
is used with the high series
resistance for the lower bandwidths and the low series resistance for the higher bandwidths.
Log Expand
@
The Log Expand circuit allows four different amplitude scales:
10,5,2,
1
dB/DIV.
Changes
in the amplitude scale are accomplished by first amplifying the video signal, then attenuating
it various amounts. This is accomplished by FET input amplifier U2, which offsets the input
-5 V and whose gain (set by R22 and R21) is 5. The offset is set by the current through
Ql.
This current source is adjustable using OS potentiometer R14. Switching transistors Q4, Q5,
and Q6 are turned on or off to achieve voltage divider ratios of
l/10,
l/5,
l/2,
and 1. Diodes
CR2 and CR3 clamp this attenuated signal at about -1.2 V to prevent forward biasing
any switch in the off state. A final amplifier consisting of Q7,
QS,
and
Q9
amplifies this
attenuated signal by 4 and offsets the output
+2
V. A
+2
V output corresponds to a full-scale
signal. This final amplifier is a two-stage amplifier. The first stage is a FET input stage made
up of dual FET Q7. The first-stage output is multiplied by the transistor inverter
QS,
whose
output is buffered by an emitter follower
Q9.
This output is fed back to the inverting input
through a resistor divider stick. Gain of the amplifier is adjusted by ZERO potentiometer
R32, and offset for full scale is adjusted by FS potentiometer R36. Diode CR1 clamps the
output at about -1.2 V.
A4Al 1

Log Offset Current Source
@
The Log Offset Current Source simulates log gain for instrument reference levels below
-60 dBm. This is achieved by offsetting the 0 V to 1 V video input signal by driving current
through the source resistance R16. This current is changed by supplying different currents
into the emitter of Q13, the transistor current source. Currents are controlled by switching
transistors
&lo,
Qll,
and Q12. For example, when switch Q12 is turned on, the transistor
saturates and a current flows through R5 into the emitter of Q13. This emitter current (set by
the voltage drop across R5) is closely equal to the collector current through Q12. The voltage
drop across R5 can be changed by varying LG OS potentiometer R2, since U6 pin 3 and the
emitter of
Q13
are at the same voltage. This is true because U6 is a voltage follower with
unity gain. Once R2 is set, the accuracy of R5, R7, and
R9
determines the relative accuracy
of the offsets, 0.1 V, 0.2 V, 0.2 V (10
dB,
20
dB,
20
dB).
Power Supplies
@
Zener
diode VR2 is used to provide the -8.8 V supply, which is used in the Log Expand
circuit with the FS adjustment R36.
Decode Logic
@J
The Decode Logic circuit performs additional decoding on output lines from IF Control A4A9.
VBWA, VBWB, VBWC, and VBWD are decoded by U8, a l-of-8 decoder, and inverted by
UlO
to drive one of the seven capacitors used in the Video Filter.
Ull
decodes A LOG and B
LOG and drives the switches that vary the attenuator in the Log Expand circuit.
Recorder Output
@
The Recorder Output circuit provides outputs for an X-Y plotter. Also provided are outputs
for calibrating lower left (LL) and upper right (UR). Calibration outputs and signal outputs
are routed through switch U4. A control line, REC CAL, from IF Control A4A9 controls the
state of the U4 switches. When REC CAL is high, the video output through U3 and AUX
SWEEP have closed paths through the switch to provide VIDEO and SWEEP outputs to the
rear panel. When the REC CAL is low, a closed path through the switch exists between the
calibration voltages and the VIDEO and SWEEP outputs. Control line REC ZERO causes
the FS or ZERO voltage to appear across the R50, R55,
R51
divider stick. When in LL, REC
ZERO is low and the switch inputs are pulled to about 0 V. When REC ZERO is high, its
open collector output will be set to the voltage determined by the divider stick:
+lO
V for
X,
out, and +1 V for
Y,
out.
2
A4A1


A4Al
Video Processor, Troubleshooting
Proper operation of the Log Offsets,
Oslo,
OS20-1,
and
OS20-2
can de determined from the
display.
Connect an HP 355D Step Attenuator between CAL OUTPUT and the input of the spectrum
analyzer. Set this attenuator to 100
dB.
Press Instrument Preset and key in the following
settings:
(CENTER FREQUENCY) . . . . . . . . . . . . . . . . . . . . . . . . . . . .
equal to CAL OUTPUT frequency
. . . . . . . . . . . . . . . . . . . . . . . . . . . . . . . . . . . . . . . . . . . . . . . . . . . . . . . . . . . . .
0 Hz
. . . . . . . . . . . . . . . . . . . . . . . . . . . . . . . . . . . . . . . . . . .
3
kHz
(iEiii%)
. . . . . . . . . . . . . . . . . . . . . . . . . . . . . . . . . . . . . . . . . . . . . . . . . . . . . . . . . . . . . . . . .
.10
Hz
(ATTEN) . . . . . . . . . . . . . . . . . . . . . . . . . . . . . . . . . . . . . . . . . . . . . . . . . . . . . . . . . . . . . . . . . . . . . . 0
dB
(iiYiFg[rn)
(SWEEP)
. . . . . . . . . . . . . . . . . . . . . . . . . . . . . . . . . . . . . . . . . . . . . . . . . . . . . . . . . . . . . . . . . .
20 s
(REFERENCE LEVEL)
. . . . . . . . . . . . . . . . . . . . . . . . . . . . . . . . . . . . . . . . . . . . . . . . . . . . .
..-4O
dBm
Press the (SINGLE) sweep key. Then press the DATA STEP
(IJ
key repeatedly. A display
similar to Figure 1 should result. If a step is missing, one of the offsets or its control circuitry
is defective. The truth table in Note 5 is an aid to determine which offset circuit is not
operating properly. 0 V in the table indicates that an offset is active. Accurate determination
of amplitude step size is attainable using the MARKER
@
key and the DATA knob.
k
REF -110.0 dBm ATTEN 0 dB
10
dB/
REF
-ML]
-110.0
dB
-40 dBm
NOTE: C
I
I
I
I
I
II1
II
I
I
I
CENTER 20.000000 MHz SPAN 0 Hz
RES
BW
3
kHz
VBW 10 Hz
SWP
20
set
enter Frequency readout will be 100.000 000 MHz for an HP85668
Figure 1. Log Offset Gain Step Display
A4Al 3

The Video Filter circuit can be checked from the front panel. With no input signal, press
Instrument Preset and set the controls as follows:
CENTER FREQUENCY) ....................................................
......................................................
...........................................................
REFERENCE LEVEL ......................................................
.............................................................
.
.
.
25
MHz
. . .
100
kHz
. . . . . . . 20 s
. -90
dBm
. . . . . .
1 Hz
Press
(SINGLE]
sweep. Then press the DATA STEP
@j
key once as the cursor crosses each
horizontal division. The display should appear as in Figure 2. Now key in
(ZiGi]
TRACE A
I\IIEW).
This turns only the Negative Peak Detector on. Reset
(\/IDEOj
to
1
Hz. Press the
(s)
sweep key. Then press the DATA step
m
key repeatedly. The display should appear
as in Figure 3.
k
REF -90.0
dRn
ATTEN 10 dB
10
dB/
CENTER 25.000 MHz SPAN 100
kHz
RES BW 1
kHz
VBW
30
kHz
SWP
20
set
Figure 2. Video Bandwidth Step Display
4 A4Al

+
REF -90.0 d5-n ATTEN 10
dB
10
dB/
NEG PK
I
7
l-l7
m
kt7
CENTER
1
i i
,'
I
25.000 MHz
RES BW 1
kHz
VBW 30
kHz
SPAN 100
kHz
SWP
20
set
Figure 3. Video Bandwidth Step Display with Negative Peak Detection
If the displayed noise does not change monotonically (
continuously decrease level) with the
step key, the indicated Video bandwidth is faulty. Refer to the service sheet to determine the
defective switch, capacitor, or decoder.
The Log Expand and Decode Logic circuitry can be accurately checked by using the Error
Correction Routine. Pressing
c-1
(FREQUENCY SPAN) (KSW) starts this routine. The error
terms are displayed by pressing
CSHIFT)
(LINE]
(KSw). The last three lines give the offset errors
from the 1
dB
LOG reference for the 2
dB,
5
dB,
5 dB, and 10
dB
LOG
scales,
respectively.
Maximum error is
410.5
dB
for proper operation.
A4Al 5

HP Part Number 85662-60122
A4Al
Video Processor
Reference
HP Part C
Designation
Number D
w
Description Mfr
Code
A4Al 85662-60122
7
1
BOARD ASSEMBLY, VIDEO PROCESSOR
28480
A4AlC2
0160-2055
9
1
CAPACITOR-FXD
.OlUF
+80-20%
1OOVDC
CER
A4AlC4
0160-2055
9
1
CAPACITOR-FXD
.OlUF
+80-20%
1OOVDC
CER
A4AlC5
0160-0945
2
1
CAP-FXD
91OpF
100 V MICA
09023
A4AlC6
0160-0155
6
1
CAPACITOR-FXD 3300PF +-lo% 200VDC POLYE
84411
A4AlC7
0160-0161
4
1
CAPACITOR-FXD
.OllJF
+-lo%
LOOVDC
POLYE
84411
A4AlC8
0160-0163
6
1
CAPACITOR-FXD
.033UF
+-lo%
EOOVDC
POLYE
84411
A4AlC9
0160-0168
1 1
CAP-FXD
O.luF
200 V POLYE-FL
84411
A4AlClO
0180-2205
3
1
CAPACITOR-FXD
.33UF+-10%
35VDC TA
56289
A4AlC11 0180-0291
3
1
CAPACITOR-FXD
lUF+-10%
35VDC TA
56289
A4AlC12
0160-2055
9
1
CAPACITOR-FXD
.OIUF
+80-20%
IOOVDC
CER
A4AlC14
0160-2055
9
1
CAPACITOR-FXD
.OlUF
+80-20%
1OOVDC
CER
A4AlC15
0160-2055
9
1
CAPACITOR-FXD
.OlUF
+80-20%
1OOVDC
CER
A4AlC16
0180-1719
2
1
CAP-FXD 22uF 25 V WT-SLG-TA-ELCTLT
56289
A4AlC17
0180-0229
7
1
CAP-FXD 33uF 10 V TA
56289
A4AlC18
0180-1719
2
1
CAP-FXD 22uF 25 V WT-SLG-TA-ELCTLT
56289
A4AlC19
0160-2055
9
1
CAPACITOR-FXD
.OlUF
+80-20%
1OOVDC
CER
A4AlC20
0160-2055
9
1
CAPACITOR-FXD
.OlUF
+80-20%
1OOVDC
CER
A4AlC21 0160-2055
9
1
CAPACITOR-FXD
.OlUF
+80-20%
1OOVDC
CER
A4AlC22
0160-2055
9
1
CAPACITOR-FXD
.OlUF
+80-20%
1OOVDC
CER
A4AlC23
0160-4805
1 1
CAPACITOR-FXD 47PF +-5X
1OOVDC
CER 0+-30
04222
A4AlC24
0160-4805
11
CAPACITOR-FXD 47PF +-5%
1OOVDC
CER 0+-30
04222
A4AlC25
0160-4800
6
1
CAP-FXD
12OpF
100 V
04222
A4AlC26
0160-4791
4
1
CAPACITOR-FXD
1OPF
+-5%
1OOVDC
CER 0+-30
04222
A4AlC27
0160-4805
1 1
CAPACITOR-FXD 47PF +-5%
1OOVDC
CER 0+-30
04222
A4AlC28
0160-4084
8
1
CAP-FXD
O.luF
50 V
56289
A4AlC29
0160-4084 8
1
CAP-FXD
O.luF
50 V
56289
A4AlC30
0160-4084 8
1
CAP-FXD
O.luF
50 V
56289
A4AlCRl 1901-0535
9
1
DIODE-SCHOTTKY SM SIG
A4AlCR2
1901-0179
7
1
DIODE-SWITCHING 15V 50MA 750PS DO-7
27014
A4AlCR3 1901-0179
7
1
DIODE-SWITCHING 15V 50MA 750PS DO-7
27014
A4AlJl 1250-2112
11
CONNECTOR-RF SMB
M
SGL-HOLE-FR 50-OHM
98291
A4AlJ2
1250-2112
1 1
CONNECTOR-RF SMB
M
SGL-HOLE-FR 50-OHM
98291
A4AlJ3
1250-2112
1
1
CONNECTOR-RF SMB
M
SGL-HOLE-FR 50-OHM
98291
A4AlJ4
1250-2112
1 1
CONNECTOR-RF
SMB
M
SGL-HOLE-FR 50-OHM
98291
A4AlLl
9140-0114
4
1
INDUCTOR RF-CH-MLD
1OUH
+-lo%
.166D-INX. 99800
A4AlL2 9140-0114
4
1
INDUCTOR RF-CH-MLD
1OUH
+-lo%
.166D-INX.
99800
A4AlL3
9100-1618
1 1
INDUCTOR RF-CH-MLD
5.6UH
+-lo%
.166D-INX 99800
A4AlL4
9100-1618
11
INDUCTOR RF-CH-MLD
5.6UH
+-lo%
.166D-INX 99800
A4AlL5
9100-1618
1
1
INDUCTOR RF-CH-MLD
5.6UH
+-lo%
.166D-INX 99800
A4AlMP2
85662-20041
5
1
COVER, VIDEO PROCESSOR 28480
A4AlMP3
86701-40001
9
2
EXTRACTOR PC 28480
A4AlMP4
2950-0078
9 4
NUT-HEX-DEL-CHAM
lo-32-THD
.067-IN-THK 74163
A4AlHP5
2200-0101
0 4
SCREW-MACH 4-40
.188-IN-LG
PAN-HD-POZI
77250
A4AlQl 1853-0281
9
1
TRANSISTOR PNP
2N2907A
SI TO-18
PD=400MW 04713
A4AlQ2
1854-0404
0
1
TRANSISTOR NPN SI TO-18 PD=360MW
04713
A4AlQ3
1855-0050
4
1
TRANSISTOR-JFET DUAL N-CHAN D-MODE SI PD
34677
Mfr
Part
Number
85662-60122
805-504
Y5V
1032
805-504
Y5V
1032
CD15FA911J03
HEW-238M
HEW-238M
HEW-238M
HEW-238M
150D334X9035A2-DYS
150D105X9035A2-DYS
805-504
Y5V
1032
805-504
Y5V
1032
805-504
Y5V
1032
109D226X9025C2-DYP
150D336X9010B2-DYS
109D226X9025C2-DYP
805-504 Y5V 1032
805-504 Y5V 1032
805-504 Y5V 1032
805-504 Y5V 1032
SA102A470JAAH
SA102A470JAAH
SAlOPAlZlJAAH
SA102AlOOJAAH
SA102A470JAAH
lC20X7R104M050B
FD777
FD777
051-047-0259-220
051-047-0259-220
051-047-0259-220
051-047-0259-220
1537-36
1537-36
1537-30
1537-30
1537-30
85662-20041
86701-40001
500220
2N2907A
*Indicates factory-selected value
85662-60122
Parts List
Page 1 of 4

Reference
Designatior
HP Part
Number
i
c
A4AlQ4 1854-0404
A4AlQ5
1854-0404
A4AlQ6
1854-0404
A4AlQ7 1855-0213
A4AlQ8
1853-0388
1
A4AlQ9 1854-0378
;
A4AlQlO 1853-0281
!
A4AlQll 1853-0281
!
A4AlQ12 1853-0281
(
A4AlQ13 1853-0281
c
A4AlQ14 1854-0404
(
A4AlQ15
1854-0404
(
A4AlQ16
1854-0404
1
A4AlQ17 1854-0404
(
A4AlQ18
1854-0404
(
A4AlQ19 1854-0404
(
A4AlQ20 1854-0404
(
A4AlQ21 1854-0637
I
A4AlRl 0698-3443
t
A4AlR2 2100-3109
2
A4AlR3 0698-3510
2
A4AlR4 0757-0442
9
A4AlR5
0698-6880
c
A4AlR6
0757-0442
9
A4AlR7 0698-6755
3
A4AlR8
0757-0442
9
A4AlR9
0698-6755
3
A4AlRlO*
0757-0422
E
A4AlRll 0757-0403
;
A4AlR12 0757-0159
c
A4AlR13 0698-3153
9
A4AlR14 2100-3056
8
A4AlR15 0698-6330
0
A4AlR16
3757-0394
0
44AlR17
44AlR18
44AlR19
44AlR20
44AlR21
1698-4211
7
1698-3155
1
1698-3158
1
1698-3158
1
1698-3240
5
44AlR22
1698-7799
7
94AlR23
1698-7799
7
44AlR24
1698-7839
5
44AlR25
1698-3240
5
44AlR26
1698-7799
7
44AlR27 1757-0274
5
44AlR28
1757-0274
5
44AlR29 1757-0200
I
i4AlR30
1757-0438
5
85662-60122
Parts
List
Page 2 of 4
Dt
-
1
1
1
1
1
1
1
1
1
1
1
1
1
1
1
1
1
1
1
1
1
1
1
1
1
1
1
1
1
1
1
1
1
1
1
1
1
1
1
1
1
1
1
1
1
1
1
1
MAI
Video Processor
Description
TRANSISTOR NPN SI TO-18
PD=360MW
TRANSISTOR NPN SI TO-18 PD=360MW
TRANSISTOR NPN SI TO-18 PD=360MW
TRANSISTOR-JFET DUAL N-CHAN D-MODE
TO-71
Mfr
Code
-
Mfr Part
Number
0471:
0471:
0471:
27011
2N5912
TRANSISTOR-DUAL PNP TO-78
PD=GOOMU
TRANSISTOR NPN
2N5109
SI TO-39 PD=BOOMW
TRANSISTOR PNP
2N2907A
SI TO-18
PD=4OOMl
TRANSISTOR PNP
2N2907A
SI TO-18
PD=4OOMl
TRANSISTOR PNP
2N2907A
SI TO-18
PD=4OOMl
0471:
0471:
0471:
0471:
0471:
2N5109
2N2907A
2N2907A
2N2907A
TRANSISTOR PNP
2N2907A
SI TO-18
PD=4OOMI
TRANSISTOR NPN SI TO-18
PD=360MW
TRANSISTOR NPN SI TO-18 PD=360MW
TRANSISTOR NPN SI TO-18
PD=360MW
TRANSISTOR NPN SI TO-18
PD=360MW
04712
0471:
04713
04713
04713
2N2907A
TRANSISTOR NPN SI TO-18
PD=360MW 04713
TRANSISTOR NPN SI TO-18
PD=36OMW 04713
TRANSISTOR NPN SI TO-18 PD=36OMW
04713
TRANSISTOR NPN
2N2219A
SI TO-5 PD=8OOMW
04713
RESISTOR 287 1%
.125W
TF
TC=O+-100
19701
2N2219A
SFR25H
RESISTOR-TRMR 2K 10% TKF SIDE-ADJ
17-TRI
73138 89PR2K
RESISTOR 453 1%
.125W
TF TC=O+-100
19701 SFR25H
RESISTOR
10K
+-1%
.125W
TF TC=O+-100
19701 SFR25H
RESISTOR
16K
+-0.5%
.125W
TF TC=O+-50
19701 5033R
RESISTOR
10K
+-1%
.125W
TF TC=O+-100
19701 SFR25H
RESISTOR 8K +-0.5%
.125W
TF TC=O+-50
19701 50331
RESISTOR
1OK
+-1%
.125W
TF TC=O+-100
19701 SFR25H
RESISTOR 8K +-0.5%
.125W
TF TC=O+-50
19701 5033R
RESISTOR 909 +-1%
.125W
TF TC=O+-100
19701 SFR25H
RESISTOR 121 +-1%
.125W
TF TC=O+-100
19701 SFR25H
RESISTOR
IK
+-1%
.5W
TF TC=O+-100
19701 5053R
RESISTOR 3.831: 1% .125W TF TC=O+-100 19701 SFR25H
RESISTOR-TRMR 5K 10% TKF SIDE-ADJ
17-TRL
73138
89PR5K
RESISTOR 2K +-1%
.125W
TF TC=O+-25
19701 5033R
RESISTOR 51.1 +-1%
.125W
TF TC=O+-100
19701 SFR25H
!ESISTOR
158K 1%
.125W
TF TC=O+-100
19701 SFR25H
!ESISTOR
4.641: 1%
.125W
TF TC=O+-100
19701 SFR25H
!ESISTOR
23.7K
1%
.125W
TF TC=O+-100
19701 SFR25H
!ESISTOR
23.7K
1%
.125W
TF TC=O+-100
19701 SFR25H
!ESISTDR 500
.25%
.125W
TF TC=O+-50
19701 5033R
!ESISTOR
2K +-0.25%
.125W
TF TC=O+-100
19701 50331
!ESISTDR 2K +-0.25%
.125W
TF TC=O+-100
19701 5033R
!ESISTOR
222 +-0.5%
.125W
TF TC=O+-50
19701 5033R
!ESISTOR
500
.25%
.125W
TF TC=O+-50
19701 5033R
!ESISTOR
2K +-0.25%
.125W
TF TC=O+-100
19701 5033R
!ESISTOR
1.21K
+-1%
.125W
TF TC=O+-100
19701 SFR25H
!ESISTOR
1.21K
+-I%
.125W
TF TC=O+-100
19701 SFR25H
!ESISTDR
5.621: +-1%
.125W
TF TC=O+-100
19701 SFR25H
!ESISTDR
5.11K
+-1%
.125W
TF TC=O+-100
19701 SFR25H
*Indicates
factory-selected
value

HP Part Number
85662.60122
MAI
Video Processor
Reference
HP
Part
C
lesignation
Number D
w
Description
Mfr Mfr Part
Code Number
A4AlR31
0698-3444
11
RESISTOR 316 1%
.125W
TF TC=O+-100
19701
SFR25H
A4AlR32 2100-3154
7
1
RESISTOR-TRMR
1K
10% TKF SIDE-ADJ 17-TRN
73138
89PRlK
A4AlR33 0757-0274
5
1
RESISTOR
1.21K
+-1%
.125W
TF TC=O+-100
19701
SFR25H
A4AlR34
0698-5552
6
1
RESISTOR
1K
+-1%
.125W
TF TC=O+-25
91637 CMF-55-1, T-9
A4AlR35 0698-3275
6
1
RESISTOR
2.5K
1%
.125W
TF TC=O+-25
19701
5033R
A4AlR36 2100-3056
8
1
RESISTOR-TRMR
SK
10% TKF SIDE-ADJ
17-TRN 73138 89PR5K
A4AlR37
0698-0084
9
1
RESISTOR
2.15K
1%
.125W
TF
TC=O+-100
19701
SFR25H
A4AlR38 0698-0084
9
1
RESISTOR
2.15K
1%
.125W
TF TC=O+-100
19701
SFR25H
A4AlR39
0698-0084
9
1
RESISTOR
2.15K
1%
.125W
TF TC=O+-100
19701
SFR25H
A4AlR40
0698-0085
0
1
RESISTOR
2.61K
1%
.125W
TF TC=O+-100
19701
SFR25H
A4AlR41
0698-0085
0
1
RESISTOR 2.61K 1%
.125W
TF TC=O+-100
19701
SFR25H
44AlR42
0757-0290
5
1
RESISTOR
6.19K
+-1%
.125W
TF TC=O+-100
19701
SFR25H
44AlR43
0698-3155
1 1
RESISTOR 4.641: 1%
.125W
TF TC=O+-100
19701
SFR25H
44AlR44
0698-3158
4
1
RESISTOR 23.71: 1%
.125W
TF TC=O+-100
19701
SFR25H
44AlR45
0698-3155
1
1
RESISTOR 4.641; 1%
.125W
TF TC=O+-100
19701
SFR25H
44AlR46
0698-3158
4
1
RESISTOR 23.71: 1%
.125W
TF TC=O+-100
19701
SFR25H
i4AlR47
0698-3155
1 1
RESISTOR 4.64K 1%
.125W
TF TC=O+-100
19701
SFR25H
\4AlR48
0698-3158
4
1
RESISTOR 23.71: 1%
.125W
TF TC=O+-100
19701
SFR25H
\4AlR49
0757-0442
9
1
RESISTOR
10K
+-1%
.125W
TF TC=O+-100
19701
SFR25H
\4AlR50 0698-5577
5
1
RESISTOR
2.5K
+-0.5%
.125W
TF TC=O+-100
91637 CMF-55-1,
T-l
\4AlR51
0757-0416
7
1
RESISTOR 511 +-1%
.125W
TF TC=O+-100
19701
SFR25H
\4AlR52
0698-3155
1 1
RESISTOR
4.64K
1%
.125W
TF TC=O+-100
19701
SFR25H
\4AlR53
0698-3155
1 1
RESISTOR 4.641: 1%
.125W
TF TC=D+-100
19701
SFR25H
L4AlR54
0698-3445
2
1
RESISTOR 348 1%
.125W
TF TC=O+-100
19701
SFR25H
L4AlR55
0698-3155
1 1
RESISTOR 4.64K 1%
.125W
TF TC=O+-100
19701
SFR25H
L4AlR56
0698-0085
0
1
RESISTOR
2.61K
1%
.125W
TF TC=O+-100
19701
SFR25H
14AlR57
0757-0416
7
1
RESISTOR 511 +-1%
.125W
TF TC=O+-100
19701
SFR25H
14AlR58
0757-0442
9
1
RESISTOR
1DK
+-1%
.125W
TF TC=O+-100
19701
SFR25H
14AlR59
0757-0401
0
1
RESISTOR 100 +-1%
.125W
TF TC=O+-100
19701
SFR25H
i4AlR60
0757-0437
2
1
RESISTOR 4.751: +-1%
.125W
TF TC=O+-100
19701
SFR25H
r4AlR61
0698-4123
5
1
RESISTOR 499 1%
.125W
TF TC=O+-100
19701
SFR25H
~4AlR62
0757-0280
3
1
RESISTOR
1K
+-1%
.125W
TF TC=O+-100
19701
SFR25H
t4AlR63
0698-4376
0
1
RESISTOR 32.4 +-1%
.125W
TF TC=O+-100
91637 CMF-55-1, T-l
,4AlR64
0698-3445
2
1
RESISTOR 348 1%
.125W
TF TC=O+-100
19701
SFR25H
,4AlR65
0757-0437
2
1
RESISTOR 4.751: +-1%
.125W
TF TC=O+-100
19701
SFR25H
m4AlR66
0757-0289
2
1
RESISTOR
13.3K
+-1%
.125W
TF TC=O+-100
19701
SFR25H
4AlR67*
0757-0459
8
1
RESISTOR
56.2K
+-1%
.125W
TF TC=O+-100
19701
SFR25H
4AlTPl 1251-0600
0
1
CONNECTOR-SGL CONT PIN 1.14-MM-BSC-SZ
SQ 27264 16-06-0034
4AlTP2 1251-0600
0
1
CONNECTOR-SGL CONT PIN 1.14-MM-BSC-SZ
SQ 27264 16-06-0034
4AlTP3
1251-0600
0
1
CONNECTOR-SGL CONT PIN 1.14-MM-BSC-SZ
SQ 27264 16-06-0034
4AlUl 5081-8117
3
1
SCREENED 1826-0092 IC OPAMP
28480 5081-8117
4AlU2 1826-0089 8
1
IC DP AMP
W8
TO-99 PKG
34371 HA2-2525-5 (SE
L
ECTED)
4AlU3 1826-0021 8
1
IC DP AMP GP TO-99 PKG 27014 LM310H
4AlU4 1826-0417
6
1
ANALOG SWITCH 4 SPST 16 -CBRZ/SDR
27014 LF13333D
4AlU5 1810-0215
9
1
NETWORK-RES 8-SIP
75.OK
OHM X 7
11236 750-81
4AlU6 1826-1058
3
1
IC DP AMP GP
8-TO-99
PKG
06665 OP-02CJ
14AlU7
1826-1020
9
1
ANALOG SWITCH 2 SPST 10 -METAL
17856 DGZOOABA
*Indicates
factory-selected
value
85662-60122
parts
List
Page3of4

MAI
Video Processor
Reference
Designatior
A4AllJ8
1820-1216
A4AlUlO 1820-0586
A4Al
Ul 1
1820-1272
A4AlVRl 1902-0686
A4AlVR2 1902-0686
HP Part
Number
tat
1
1
1
1
1
Description
IC DCDR TTL LS
3-TO-8-LINE
3-INP
IC INV TTL L HEX
l-INP
IC
BFR
TTL LS
NOR
QUAD 2-INP
DIODE-ZNR
6.2V
2% DO-7
PD=.4U
TC=+.002%
DIODE-ZNR
6.2V
2% DO-7
PD=.4U
TC=+.002%
85662-60122
Parts
List
Page 4 of 4
*Indicates
factoyselected
value
Mfr
Mfr Part
Code
Number
0129!
27011
0129!
0471:
0471:
SN74LS138N
DM74L04N
SN74LS33N
lN825
lN825


R2
/
LG
OS
~,~,
$
+p/$&~
,
“10
C6
@
I
I
R14
ar
OS
1
/
*
5
1
A4Al
Video Processor Component Locations, 85662-60122


A4A2
A4A2
Log Amplifier-Detector, Circuit Description
A4A2
Log Amplifier-Detector Assembly contains the last four of the nine log amplifier stages.
(The first five stages are in
A483
Log Amplifier-Filter.) The first two stages in this assembly
(Stage 6 and Stage 7) are also used in linear mode as a switchable 20
dB
gain step. Following
the last log stage, the 21.4 MHz IF signal is applied to a PIN diode attenuator. In log mode,
this attenuation is varied with temperature to compensate for bias variations in the log stages.
After passing through the PIN attenuator, the IF signal is detected to produce the vertical
(video) signal which is applied to
A4Al
Video Processor. The 21.4 MHz signal is attenuated
and sent to the 21.4 MHz IF OUTPUT connector on the rear panel.
The control circuit of
A4A2
contains log/linear switching circuitry and 20
dB
linear gain
step switching circuitry. Also contained in A4A2 is a temperature-dependent power supply
which biases the log stages in A4A2 and A4A3. A similar temperature-dependent bias supply
controls the attenuation of the PIN Diode Attenuator.
Log Amplifier Stages
@
A4A2
contains the last four of the nine log amplifier stages. (Refer to A4A3 Log
Amplifier-Filter for a description of log amplifier stages.) The operation of each stage is
essentially identical to that of the log stages in A4A3.
LOG Mode
In LOG mode, the LOG/LIN control line from A4A9 IF Control is high (about
+7
V).
Q9
is turned on, connecting the log diode bias resistor of each stage to the -12 VTV supply
through CR16 and CR18.
QS
is off and PIN diodes CR12 and CR15 are reverse biased
through R50. The LG20 control line from A4A9 IF Control Assembly is low in LOG mode,
so
QlO
is off and CR6 and CR9 are reverse biased. Thus all log diodes are on, and linear gain
PIN diodes are off. The logged IF signal is applied through Q14 to the PIN Diode Attenuator,
the Detector, and the Counter Output Limiter.
LINEAR Mode
Each of the log stages in this assembly provides linear gain through the use of a switchable
PIN diode signal path. In LINEAR mode, the LOG/LIN control line is pulled to the -12
VTV supply through
RlOl.
This turns off
Q9,
removing the bias current from all log diodes.
As the
Q9
collector is pulled high through R46, the
QS
collector saturates to the -12 VTV
supply, forward biasing PIN diodes CR2 and CR15 through CR21 in Log Amplifier Stages
8 and 9. Since PIN diode resistance is not affected by signal level, Stages 8 and 9 become
non-limiting amplifiers with combined gain of approximately 15
dB.
R36 is factory selected
to adjust the gain of Stage 9 in LINEAR mode. This gain is necessary to obtain a 1 V (full
screen) video output in linear mode at approximately the same input level to the IF module
that causes a 1 V (full screen) output in LOG mode.
A4A2
1

20
dB
Linear Gain Step
Stages 6 and 7 are used as a switchable 20
dB
gain step in LINEAR mode at low reference
levels. When the LG20 control line is high (more positive than -5 V), the
QlO
collector
saturates to the -12 VTV supply, turning on PIN diodes CR6 and CR9 in Log Amplifier
Stages 6 and 7. Stage 6 and 7 each provide approximately 10
dB
of non-limiting gain when
LG20 is high. The combined gain of stages 6 and 7 is adjusted to 20
dB
by varying the
resistance of CR6. R14 sets the bias current and thus the resistance of CR6.
Pin Diode Attenuator
(Q
In LOG mode, attenuation of the PIN Diode Attenuator is varied with temperature to
compensate for bias variations with temperature in the Log Amplifier Stages. The attenuation
is removed in the LINEAR mode.
LOG Mode
In LOG mode, Q7 is turned off because
QS
is off. CR30 is forward biased by the LOG/LIN
control line through R63. PIN diodes CR28 and CR29 are forward biased by
UlB
through
R62 and R61. PIN diodes CR26 and CR27 operate with fixed bias current through R56 and
R57. CR26 through CR29 form a resistive voltage divider with CR28 and CR29 operating as
a variable resistance. Op amp
Ul,
which biases CR28 and CR29, is a temperature dependent
voltage source. The voltage at
Ul
pin 7 becomes more negative as temperature increases,
causing the attenuation to increase. The attenuation of the PIN Diode Attenuator is set by
R61 (refer to ATTEN and -12 VTV Adjustments).
LINEAR Mode
In LINEAR mode,
Q90
is off and
QS
and Q7 are on. Q7 supplies additional drive for CR26
and CR27 through R58. This biases CR26 and CR27 so that their resistance is small
(<50R
total). CR28 and CR29 are reverse biased through R63, since LOG/LIN is pulled to -12
VTV in linear mode. There is no attenuation, and the signal from Q14 is coupled directly to
emitter follower Q5.
Detector Driver
The signal output from the PIN Diode attenuator is applied to emitter follower Q5, which
provides low-impedance drive for the Detector. Bias for Q5 is supplied by R65, which with
R64 forms a voltage divider for the signal from the Q5 emitter. The signal at
Jl
is linearly
related to the displayed vertical signal in both LINEAR and LOG modes. The signal is sent
by coax cable to the 21.4 MHz IF OUTPUT connector on the rear panel.
Temperature-Dependent Regulators
@
The -12 VTV and PIN Diode Regulators provide temperature compensation for the Log
Amplifier Stages. CR37 and CR38 operate as the temperature sensing elements to control
the two voltages.
UlA
controls
Qll
to regulate the -12 VTV supply, which provides a
nominal -12 V to a
filter
network for distribution throughout the Log Amplifier assemblies.
The -12 VTV voltage is adjusted to provide proper log fidelity; it becomes more negative
as temperature increases to correct for variations in log diode resistance.
UlB
produces a
nominal -7 V and forms the current source for CR28 and CR29 in the PIN Diode Attenuator.
The voltage of
UlB
pin 7 becomes more negative as temperature increases to control the
attenuation of the PIN Diode Attenuator.
2
A4A2

ATTEN
@
and -12
VlV
Adjustments
@I
The PIN Diode Attenuator adjustment
(ATTEN
potentiometer R61) is essentially a gain
adjustment that varies the slope of the log curve. The -12 VTV adjustment (-12 VTV
potentiometer
R91
in the Temperature-Dependent Regulators circuit) varies the offset and
slope of the log curve. These two adjustments (which interact) are used to set the output
versus input curve in log mode. The IF input signal level, which causes a 1 V (full screen)
output in LINEAR mode, is used as a reference for full-scale deflection in LOG mode. The
ATTEN
and -12 VTV adjustments are made to give a 1 V video output in both LOG and
LINEAR modes for the same IF input signal level, and a 100
mV
video output change for a 10
dB
IF signal change in LOG mode.
Detector
@
Ql through Q4 d
an
associated circuitry form a full wave rectifier to convert the IF signal to
a video signal. Q4 is the current driver for the detector and converts voltage variations at
the Q5 emitter to current variations which drive Q2 and Q3. Q3 is a half wave rectifier and
conducts when the signal at the Q5 emitter is positive. The Q3 collector current is applied to
the low-pass filter consisting of R75, R76,
L12
through L14, and C51 through C54. When the
signal at the Q5 collector goes negative, current generated in the Q4 collector is pulled out of
the Q2 emitter.
Ql
forms a current mirror, which drives current into the low-pass filter when
Q2 collector current flows. Thus current flows into the low-pass filter on both positive and
negative halves of the IF signal at the Q5 emitter. CR31, CR32, CR33, and R72 keep Q2 and
Q3 biased slightly below cutoff. When current flows into the low-pass filter from
Ql
or Q3, a
positive voltage is developed across R75 and R76. The voltage developed is proportional to
the IF signal level at the Q5 emitter. The low-pass filter has a bandwidth of about 7 MHz to
remove IF frequencies from the detected video output signal. The detected voltage is applied
to unity gain buffer amplifier Q12 and
Q13
to drive
A4Al
Video Processor. The offset of
differential pair
Q12
is removed by ZERO adjustment R79.
Counter Output Limiter
@
The Counter Output Limiter provides an amplitude-limited signal at the IF frequency used
for frequency counting. The IF signal from detector driver Q5 is buffered by
QS.
CR35 and
CR36 are biased to cutoff for signal levels corresponding to greater than a one-division display.
In LOG or LINEAR mode, the counter output remains at approximately -30
dBm
for signal
levels displayed in the top nine divisions of the display.
A4A2
3

A4A2 Log Amplifier-Detector, Troubleshooting
If the amplitude of the displayed signals is approximately 10
dB
low (CAL OUTPUT appears
to be -20
dBm)
in the log mode but correct in the linear display mode, then one of the log
amplifier stages in the
A4A3
Log Amplifier-Filter board or the
A4A2
Log Amplifier-Detector
board is defective. Connect a 10
dB
step attenuator between the CAL OUTPUT and the
spectrum analyzer input. Refer to the Log Amplifier Stage Gain Check note on the service
sheets for the necessary front-panel control settings. When forward biased in log mode, the
Schottky diodes should have voltage drops of 200 to 400 mV.
The following procedure will determine if the Linear Gain Steps, LGlO and LG20, are
operating properly. The LGlO circuitry is located on the A4A3 Log Amplifier-Filter board
while the LG20 circuitry is located on the A4A2 Log Amplifier-Detector board. Connect a
10
dB
step attenuator set to 0
dB
between the CAL OUTPUT and the spectrum analyzer
input. Press Instrument Preset and key in the following settings:
(CENTER FREQUENCY) .........................
equal to the CAL OUTPUT frequency
(FREQUENCY SPAN)..........................................................
10
kHz
(m)
. . . . . . . . . . . . . . . . . . . . . . . . . . . . . . . . . . . . . . . . . . . . . . . . . . . . . . . . . . . . . . . . . . .
.3
kHz
(ATTEN)
. . . . . . . . . . . . . . . . . . . . . . . . . . . . .
. . . . . . . . . . . . . . . . . . . . . . . . . . . . . . . . . . . . . . . . . 0
dB
[SHIFT)
LOG SCALE (ENTER
m/w)
(Turns off IF Step Gains)
(REFERENCE LEVEL)
. . . . . . . . . . . . . . . . . . . . . . . . . . . . . . . . . . . . . . . . . . . . . . . . . . . . .
..-6O
dBm
SCALE LIN
The peak of the displayed signal should be on the top graticule. Adjust the front panel
AMPTD CAL control to place the peak of the signal one division below the top graticule.
If the signal limits at the top of the display, one of the Linear Gain Steps is stuck in the on
state.
Set the 10
dB
step attenuator to 10
dB
and key in (REFERENCE LEVEL) -70
dBm.
The peak
of the displayed signal should be one division below the top graticule. If signal limits at the
top of the display, the LG20 circuitry is defective. A signal approximately 3 divisions high
indicates the LGlO circuitry is defective.
Set the 10
dB
step attenuator to 20
dB
and key in (REFERENCE LEVEL) -80
dBm.
The peak
of the displayed signal should be one division below the top graticule. The LGlO circuitry
is defective if the signal limits at the top of the display. The LG20 circuitry is faulty if the
displayed signal is approximately 3 divisions high.
The detector circuit on the A4A2 Log Amplifier-Detector board is most easily checked with
dc voltages. These are derived using 0 Hz (CENTER FREQUENCY) and attenuating the CAL
OUTPUT signal. The easiest point to check the Detector output without removing boards is
A4AlTPl.
Connect a DVM to this test point. The voltage at
A4AlTPl
should be
+l
V for
a signal displayed on the top graticule. The output will be 0.1 V less for each division down
from the top in either the linear or the 10
dB/DIV
log modes when the detector is operating
properly.
4
A4A2

Reference
Designation HP Part
Number
A4A2 85662-60132
A4A2C3 0160-2055
A4A2C4 0160-2055
A4A2C5 0160-2055
A4A2C6 0160-2055
A4A2C7 0160-2055
A4A2C8 0160-2055
A4A2C9 0160-2055
A4A2ClO 0160-2055
A4A2Cll 0160-2055
A4A2C12 0160-2055
A4A2C13 0160-2055
A4A2C14 0160-2055
A4A2C15 0160-2055
A4A2C16 0160-2055
A4A2C17 0160-2055
A4A2C18 0160-2055
A4A2C19 0160-2055
A4A2C20 0160-2055
A4A2C21 0160-2055
A4A2C22 0160-2055
A4A2C23 3160-2055
A4A2C24 1160-2055
A4A2C25 1160-2055
A4A2C26 1160-2055
A4A2C27 1160-2055
A4A2C28 1160-2055
A4A2C29 1160-2055
A4A2C30 1160-2055
A4A2C32 1160-2055
A4A2C33 1160-2055
A4A2C34 1160-2055
A4A2C36 1160-2055
A4A2C37 1160-2055
A4A2C38 1160-2055
A4A2C39 1160-2055
A4A2C40 1160-2055
A4A2C41 1160-2055
A4A2C42 1160-2055
A4A2C43 1160-2055
A4A2C44 1160-4084
A4A2C46 1160-2055
A4A2C48 1160-2055
A4A2C49 1160-2055
A4A2C50 1160-2055
A4A2C51
1160-2262
.
:
[
.
,
!
!
,
,
,
,
,
!
(
(
(
!
!
!
!
(
(
!
(
d
<
M
1
1
1
1
1
1
1
1
1
1
1
1
1
1
1
1
1
1
1
1
1
1
1
1
1
1
1
1
1
1
1
1
1
1
1
1
1
1
1
1
1
I
1
1
1
1
HP Part Number 85662-60132
A4A2 Log Amplifier-Detector
Description
BOARD ASSEMBLY, LOG AMPLIFIER-DETECTOR
(SERIAL PREFIX:
2403~-2517~)
CAPACITOR-FXD
.OlUF
+80-20%
1OOVDC
CER
CAPACITOR-FXD
.OlUF
+80-20%
1OOVDC
CER
CAPACITOR-FXD
.OlUF
+80-20%
1OOVDC
CER
CAPACITOR-FXD
.OlUF
+80-20%
1OOVDC
CER
CAPACITOR-FXD
.OlUF
+80-20%
1OOVDC
CER
CAPACITOR-FXD
.OlUF
+80-20%
1OOVDC
CER
CAPACITOR-FXD
.OlUF
+80-20%
1OOVDC
CER
CAPACITOR-FXD
.OlUF
+80-20%
1OOVDC
CER
CAPACITOR-FXD
.OlUF
+80-20%
1OOVDC
CER
CAPACITOR-FXD
.OlUF
+80-20%
1OOVDC
CER
CAPACITOR-FXD
.OlUF
+80-20X
1OOVDC
CER
CAPACITOR-FXD
.OlUF
+80-20%
1OOVDC
CER
CAPACITOR-FXD
.OlUF
+80-20%
1OOVDC
CER
CAPACITOR-FXD
.OlUF
+80-20%
1OOVDC
CER
CAPACITOR-FXD
.OlUF
+80-20%
1OOVDC
CER
CAPACITOR-FXD
.OlUF
+80-20%
1OOVDC
CER
CAPACITOR-FXD
.OlUF
+80-20x
1OOVDC
CER
CAPACITOR-FXD
.OlUF
+80-20%
1OOVDC
CER
CAPACITOR-FXD
.OlUF
+80-20X
1OOVDC
CER
CAPACITOR-FXD
.OlUF
+80-20%
IOOVDC
CER
CAPACITOR-FXD
.OlUF
+80-20X
1OOVDC
CER
:APACITOR-FXD
.OlUF
+80-20%
1OOVDC
CER
:APACITOR-FXD
.OlUF
+80-20%
1OOVOC
CER
:APACITOR-FXD
.OlUF
+80-20%
1OOVDC
CER
:APACITOR-FXD
.OlUF
+80-20%
1OOVOC
CER
:APACITOR-FXD
.OlUF
+80-20%
1OOVDC
CER
:APACITOR-FXD
.OlUF
+80-20%
1OOVDC
CER
:APACITOR-FXD
.OlUF
+80-20%
1OOVDC
CER
:APACITOR-FXD
.OlUF
+80-20%
1OOVDC
CER
:APACITOR-FXD
.OlUF
+80-20%
1OOVDC
CER
:APACITOR-FXD
.OlUF
+80-20X
IOOVDC
CER
:APACITOR-FXD
.OlUF
+BO-20%
1OOVDC
CER
:APACITOR-FXD
.OlUF
+80-20%
1OOVDC
CER
:APACITOR-FXD
.OlUF
+80-20%
1OOVDC
CER
:APACITOR-FXD
.OlUF
+80-20%
1OOVOC
CER
:APACITOR-FXD
.OlUF
+80-20%
1OOVOC
CER
:APACITOR-FXD
.OlUF
+80-20%
1OOVDC
CER
:APACITOR-FXD
.OlUF
+80-20%
1OOVDC
CER
:APACITOR-FXD
.OlUF
+80-20%
1OOVDC
CER
:AP-FXD
O.luF
50 V
:APACITOR-FXD
.OlUF
+80-20%
1OOVDC
CER
:APACITOR-FXD
.OlUF
+80-20%
1OOVOC
CER
:APACITOR-FXD
.OlUF
+80-20%
1OOVDC
CER
:APACITOR-FXD
.OlUF
+80-20%
1OOVDC
CER
:AP-FXD 16pF 500 V
*Indicates facto?-selected value
Mfk
Code
2848(
56289
52763
Mfr
Part
Number
85662-60132
805-504
Y5V
1032
805-504
Y5V
1032
805-504
Y5V
1032
805-504
Y5V
1032
805-504
Y5V
1032
805-504
Y5V
1032
805-504
Y5V
1032
805-504
Y5V
1032
805-504
Y5V
1032
805-504
Y5V
1032
805-504
Y5V
1032
805-504
Y5V
1032
805-504
Y5V
1032
805-504
Y5V
1032
805-504
Y5V
1032
805-504
Y5V
1032
805-504
Y5V
1032
805-504
Y5V
1032
805-504
Y5V
1032
805-504
Y5V
1032
805-504
Y5V
1032
805-504
Y5V
1032
805-504
Y5V
1032
805-504
Y5V
1032
805-504
Y5V
1032
805-504
Y5V
1032
805-504
Y5V
1032
805-504
Y5V
1032
805-504
Y5V
1032
805-504
Y5V
1032
805-504
Y5V
1032
805-504
Y5V
1032
805-504
Y5V
1032
805-504
Y5V
1032
805-504
Y5V
1032
805-504
Y5V
1032
805-504
Y5V
1032
805-504
Y5V
1032
805-504
Y5V
1032
lC20X7R104M0508
805-504
Y5V
1032
805-504
Y5V
1032
805-504
Y5V
1032
805-504
Y5V
1032
85662-60132
Parts List
Page 1 of 6

Reference
Designation
A4A2C52
A4A2C53
A4A2C54
A4A2C55
A4A2C59
A4A2C62
A4A2C63
A4A2C64
A4A2C65
A4A2C66
A4A2C68
A4A2C69
A4A2C70
A4A2C71
A4A2C72
A4A2C73
A4A2C74
A4A2C75
A4A2CR4
A4A2CR5
A4A2CR6
A4A2CR7
A4A2CR8
A4A2CR9
A4A2CRlO
A4A2CRll
A4A2CR12
A4A2CR13
A4A2CR14
A4A2CR15
A4A2CR16
A4A2CR17
A4A2CR18
A4A2CR19
A4A2CR20
A4A2CR21
A4A2CR26
A4A2CR27
A4A2CR28
A4A2CR29
A4A2CR30
A4A2CR31
A4A2CR32
A4A2CR33
A4A2CR35
A4A2CR36
A4A2CR37
A4A2CR38
I
(
(
(
(
(
(
(
c
c
C
C
C
C
C
a
a
0
0
1
1
1
1
1
1
1
1
1
1
1
1
1
1
1
1
1
1'
1'
1:
1:
I!
l!
I!
l!
i
I
L
HP Part
Number
1160-2200
t
J160-2307
1
1160-2205
I
1160-2055
5
1160-2055
s
1160-2055
9
1160-2055
9
)160-2055
9
1160-2055
9
1180-0228
E
1160-4297
5
1160-4297
5
1160-4297
5
1160-4297
5
1160-4297
5
1160-4297
5
1160-2055
9
1160-4297
5
901-1085
6
901-1085
6
901-1070
9
901-1085
6
901-1085
6
901-1070
9
901-1085
6
901-1085
6
901-1070
9
901-1085
6
901-1085
6
901-1070
9
901-0047
901-0047
901-0047
901-0047
901-0047
901-0047
901-1070
901-1070
901-1070
901-1070
901-0047
910-0016
910-0016
1910-0016
1901-0047
1901-0047
35662-80026
35662-80026
8566240132
Parts List
Page 2 of 6
c
c
9
3
B
9
3
3
3
3
3
3
3
3
3
3
3
3
?
>
w
1
1
1
1
1
1
1
1
1
1
1
1
1
1
1
1
1
1
1
1
1
1
1
1
1
1
1
1
1
1
1
1
1
1
1
1
1
1
1
1
1
1
1
1
1
1
1
1
A4A2
Log Amplifier-Detector
Description Mfr
Mfr Part
Code Number
CAPACITOR-FXD 43PF +-5%
JOOVDC
MICA
-201
CAPACITOR-FXD 47PF +-5%
JOOVDC
MICA
-201
CAPACITOR-FXD 12OPF +-5% 300VDC MICA
O+i
CAPACITOR-FXD
.OlUF
+80-20%
1OOVDC
CER
CAPACITOR-FXD
.OlUF
+80-20%
1OOVDC
CER
0902:
0902:
0902:
2848C
CD15ED430J03
CD15ED470J03
CD15FD121J03
805-504
Y5V
1032
0160-2055
CAPACITOR-FXD
.OlUF
+80-20%
1OOVDC
CER
CAPACITOR-FXD
.OlUF
+80-20%
1OOVDC
CER
CAPACITOR-FXD
.OlUF
+80-20%
1OOVOC
CER
CAPACITOR-FXD
.OlUF
+80-20%
1OOVDC
CER
CAPACITOR-FXD
22UF+-10%
15VDC
TA
56289
805-504
Y5V
1032
805-504
Y5V
1032
805-504
Y5V
1032
805-504
Y5V
1032
1500226X9015B2-DYS
CAPACITOR-FXD
.022UF
+80-20%
1OOVDC
CER
562CZClOlAH223ZA23
CAPACITOR-FXD
.022UF
+80-20%
1OOVDC
CER
562CZClOlAH223ZA23
CAPACITOR-FXD
.022UF
+80-20%
1OOVDC
CER
562CZClOlAH223ZA23
CAPACITOR-FXD
.022UF
+80-20%
1OOVDC
CER
562CZClOlAH223ZA23
CAPACITOR-FXD
.022UF
+80-20%
1OOVDC
CER
562CZClOlAH223ZA23
CAPACITOR-FXO
.022UF
+80-20%
1OOVDC
CER
CAPACITOR-FXD
.OlUF
+80-20%
1OOVDC
CER
CAPACITOR-FXD
.022UF
+80-20%
1OOVDC
CER
DIODE-SCHOTTKY SM SIG
DIODE-SCHOTTKY SM SIG
562CZClOlAH223ZA23
805-504
Y5V
1032
562CZClOlAH223ZA23
28480
28480
DIODE-PIN
1lOV
DIODE-SCHOTTKY
St4
SIG
DIODE-SCHOTTKY SM SIG
DIODE-PIN
IlOV
DIODE-SCHOTTKY SM SIG
28480
28480
28480
28480
28480
DIODE-SCHOTTKY SM SIG
DIODE-PIN
1lOV
DIODE-SCHOTTKY SM SIG
DIODE-SCHOTTKY SM SIG
DIODE-PIN
1lOV
28480
28480
28480
28480
28480
DIODE-SWITCHING 20V 75MA
1ONS
DO-35
71468
DIODE-SWITCHING 20V 75MA
1ONS
DO-35
71468
DIODE-SWITCHING 20V 75MA IONS DO-35
71468
DIODE-SWITCHING 20V 75MA
1ONS
DO-35
71468
DIODE-SWITCHING 20V 75MA
1ONS
DO-35
71468
DIODE-SWITCHING 20V 75MA
1ONS
DO-35
71468
DIODE-PIN
1lOV 28480
DIODE-PIN
1lOV 28480
DIODE-PIN
1lOV 28480
DIODE-PIN
1lOV 28480
DIODE-SWITCHING 20V 75MA
1ONS
DO-35
DIODE-GE 60V 60MA
1US
DO-7
DIODE-GE 60V 60MA
IUS
DO-7
DIODE-GE
6OV
60MA
IUS
DO-7
DIODE-SWITCHING 20V 75MA
1ONS
DO-35
71468
71468
DIODE-SWITCHING 20V 75MA
1ONS
DO-35
71468
DIODE-SWITCHING DTC SELECTED 1901-0050
28480
DIODE-SWITCHING OTC SELECTED 1901-0050
28480
85662-80026
85226-80026
*Indicates factoyselected value

HP Part Number 85662-60132
A4A2 Log Amplifier-Detector
Description
Mfr
Mfr
Part
Code
Number
CORE-SHIELDING BEAD
0211s
56-590-65A2/4A
CORE-SHIELDING BEAD
02114
56-590-65A2/4A
CORE-SHIELDING BEAD
02111
56-590-65A2/4A
CORE-SHIELDING BEAD
02111
56-590-65A2/4A
CORE-SHIELDING BEAD
02111
56-590-65A2/4A
CORE-SHIELDING BEAD
02111
56-590-65A2/4A
CORE-SHIELDING BEAD
02114
56-590-65A2/4A
CORE-SHIELDING BEAD
CONNECTOR-RF SMB
M
SGL-HOLE-FR SO-OHM
CONNECTOR-RF SMB
M
SGL-HOLE-FR 50-OHM
INDUCTOR RF-CH-MLD
5.6UH
+-lo%
.166D-IN1
INDUCTOR RF-CH-MLD
8.2UH
+-lo%
.166D-IN1
02111
56-590-65A2/4A
2848(
1250-0690
2848(
1250-0690
9980(
1537-30
9980(
1537-34
INDUCTOR RF-CH-MLD
1OUH
+-lo%
.166D-INX. 9980C
1537-36
INDUCTOR RF-CH-MLD
1OUH
+-lo%
.166D-INX. 9980C
1537-36
INDUCTOR RF-CH-MLD
6.BUH
+-lo%
.166D-IN)
9980C 1537-32
INDUCTOR RF-CH-MLD 27UH +-5%
.166D-INX.: 9980C 1537-48
INDUCTOR RF-CH-MLD 27UH +-5%
.166D-INX.: 99800 1537-48
INDUCTOR RF-CH-MLD
5.6UH
+-lo%
.166D-INX
99800 1537-30
INDUCTOR RF-CH-MLD
5.6UH
+-lo%
.166D-INX
99800 1537-30
INDUCTOR RF-CH-MLD
3.9UH
+-5%
.166D-INX.
24226 15M391J
INDUCTOR RF-CH-MLD
8.2UH
+-lo%
.166D-INX 99800 1537-34
INDUCTOR RF-CH-MLD
1OUH
+-lo%
.166D-INX. 99800 1537-36
INDUCTOR RF-CH-MLD 12UH +-lo%
.166D-INX.
HEAT SINK TO-S/TO-39-CS
COVER, LOG AMP DETECTOR
EXTRACTOR; PC
TRANSISTOR-DUAL PNP
PD=400MW
99800
98978
28480
28480
04713
1537-38
TXBF-032-0258
85662-20040
86701-40001
TRANSISTOR NPN
2N5179
SI TO-72 PD=ZOOMW
TRANSISTOR PNP SI
PD=EOOMW
FT=500MHZ
TRANSISTOR NPN
2N5179
SI TO-72
PD=LOOMW
TRANSISTOR PNP SI
PD=JOOMW
FT=850MHZ
TRANSISTOR NPN SI TO-18 PD=360MW
04713
04713
04713
04713
04713
2N5179
2N5179
2N4209
TRANSISTOR PNP
2N2907A
SI TO-18 PD=400MW
TRANSISTOR NPN SI TO-18 PD=360MW
TRANSISTOR NPN SI TO-18 PD=36OMW
TRANSISTOR NPN SI TO-18 PD=360MW
TRANSISTOR NPN
2N2219A
SI TO-5
PD=800MW
04713
04713
04713
04713
04713
2N2907A
2N2219A
TRANSISTOR-DUAL NPN
PD=750MW 28480
rRANSISTOR
NPN SI TO-18
PD=360MW
04713
rRANSISTOR
NPN SI TO-18
PD=360MW
04713
'RANSISTOR NPN SI TO-18 PD=360MW
04713
'RANSISTOR NPN SI TO-18 PD=360MW
04713
1854-0475
'RANSISTOR NPN SI TO-18 PD=360MW
'RANSISTOR NPN SI TO-18 PD=360MW
'RANSISTOR NPN SI TO-18 PD=360MW
'RANSISTOR NPN SI TO-18 PD=36OMW
'RANSISTOR NPN SI TO-18 PD=360MW
04713
04713
04713
04713
04713
*Indicates factory-selected value
8566240132
Parts
List
Page 3 of 6
Reference
Designation
I
HP Part
Number
A4A2El
!
1170-0029
A4A2E2
c
)170-0029
A4A2E3
A4A2E4
A4A2E5
A4A2E6
A4A2E7
)170-0029
)170-0029
l170-0029
~170-0029
~170-0029
A4A2E8
9
1170-0029
A4A2Jl
1
250-0690
A4A2J2
1
250-0690
A4A2Ll
9
IIDO-1618
A4A2L2
9
~140-0105
A4A2L3
A4A2L4
A4A2L5
A4A2L6
A4A2L7
9
140-0114
1
9
140-0114
1
9
loo-1619
i
9
loo-1623
t
9
loo-1623
t
A4A2L8
9
100-1618
I
A4A2L9
9
100-1618
I
A4A2LlO
9
100-3553
i
A4A2L12
9
140-0105
.
A4A2L13
9
140-0114
4
A4A2L14
9
140-0178
A4A2MPl
1;
205-0011
A4A2MP2
8!
5662-20040
A4A2MP3
81
6701-40001
44A2Ql
II
353-0075
44A2Q2
44A2Q3
44A2Q4
44A2Q5
\4A2Q6
354-0345
353-0015
354-0345
353-0405
354-0019
\4A2Q7
\4A2Q8
\4A2Q9
\4A2QlO
\4A2Qll
353-0281
354-0404
354-0404
$54-0404
354-0637
\4A2Q12
i4A2Q13
\4A2Q14
\4A2Q15
14A2Q16
II
II
II
II
II
II
1t
1t
1t
1t
II
1Z
1t
16
16
16
16
16
18
16
154-0475
$54-0404
)54-0019
154-0019
154-0019
c
c
1
3
3
3
7
3
3
3
3
1
I
1
i
1
I
I
,
~4A2Q17
r4A2Q18
r4A2Q19
i4A2Q20
i4A2Q21
154-0019
154-0019
154-0019
;54-0019
;54-0019
.
M
1
1
1
1
1
1
1
1
1
1
1
1
1
1
1
1
1
1
1
1
1
1
1
1
1
1
1
1
1
1
1
1
1
1
1
1
1
1
1
1
1
1
1
1
1
1
1

HP Part Number 85662-60132
A4A2 Log Amplifier-Detector
Description
Mfr
Code
TRANSISTOR NPN SI TO-18 PD=360MW
0471:
RESISTOR 10 +-1%
.125W
TF
TC=O+-100
9163;
RESISTOR 10 +-1%
.125W
TF TC=O+-100
9163;
RESISTOR 10 +-1%
.125W
TF TC=O+-100
9163;
RESISTOR 10 +-1%
.125W
TF TC=D+-100
9163;
Mfr
Part
’
Number
CMF-55-1. T-l
CMF-55-1. T-l
CMF-55-1. T-l
CMF-55-1, T-l
RESISTOR 6.81K +-1%
.125W
TF TC=O+-100
19701
SFR25H
RESISTOR 3.16K +-1%
.125W
TF TC=O+-100
19701
SFR25H
RESISTOR 110 +-1%
.125W
TF TC=O+-100
19701
SFR25H
RESISTOR
17.8K
1%
.125W
F TC=O+-100
24546
C4-l/8-TO-1782-F
RESISTOR
17.BK
1%
.125W
F
TC=O+-100
2454E
C4-l/8-TO-1782-F
RESISTOR 316 1%
.125W
TF TC=O+-100
19701
SFR25H
RESISTOR 6.81K +-1%
.125W
TF TC=O+-100
19701
SFR25H
RESISTOR 3.16K +-1%
.125W
TF TC=O+-100
19701
SFR25H
RESISTOR
1K
+-1%
.125W
TF TC=O+-100
19701
SFR25H
RESISTOR-TRMR 20K 10% TKF SIDE-ADJ
17-TF
73138
89PR20K
RESISTOR 6.81K +-1%
.125W
TF TC=O+-100
19701
SFR25H
?ESISTOR
3.16K
+-1%
.125W
TF TC=O+-100
19701
SFR25H
?ESISTOR
316 1%
.125W
TF TC=O+-100
19701
SFR25H
7ESISTOR
110 1%
.125W
F TC=O+-100
24546
C4-l/8-TO-111-F
7ESISTOR
3.16K
+-1%
.125W
TF TC=O+-100
19701 SFR25H
tESISTOR
17.8K
1%
.125W
F TC=O+-100
24546
C4-l/8-TO-1782-F
ZESISTOR
17.8K
1%
.125W
F TC=O+-100
24546
C4-l/8-TO-1782-F
tESISTOR
3.831: 1%
.125W
TF TC=O+-100
19701 SFR25H
{ESISTOR
3.16K
+-1%
.125W
TF TC=O+-100
19701 SFR25H
IESISTOR
6.81K
+-1%
.125W
TF TC=O+-100
19701 SFR25H
{ESISTOR
3.16K
+-1%
.125W
TF TC=O+-100
19701 SFR25H
lESISTOR
147 1%
.125W
TF TC=O+-100
19701
SFR25H
lESISTOR
17.8K
1%
.125W
F TC=O+-100
24546
C4-l/8-TO-1782-F
lESISTOR
17.8K
1%
.125W
F TC=O+-100
24546
C4-l/8-TO-1782-F
[ESISTOR
316 1%
.125W
TF TC=O+-100
19701 SFR25H
lESISTOR
6.81K
+-1X
.125W
TF TC=O+-100
19701 SFR25H
lESISTOR
3.16K
+-1%
.125W
TF TC=O+-100
19701
SFR25H
LESISTOR 3.16K 1%
.125W
F TC=O+-100
24546
C4-l/8-TO-3161-F
!ESISTOR
6.81K
+-1%
.125W
TF TC=O+-100
19701 SFR25H
!ESISTOR
1.47K
+-1X
.125W
TF TC=O+-100
19701 SFR25H
!ESISTOR
147 1%
.125W
TF TC=O+-100
19701 SFR25H
!ESISTOR
3.16K
1%
.125W
F TC=O+-100
24546
C4-l/8-TO-3161-F
!ESISTOR
17.8K
1%
.125W
F
TC=O+-100
24546
C4-l/8-TO-1782-F
!ESISTOR
17.8K
1%
.125W
F
TC=D+-100
24546
C4-l/8-TO-1782-F
!ESISTOR
6.81K
+-1%
.125W
TF TC=O+-100
19701 SFR25H
:ESISTOR
316 1%
.125W
TF TC=O+-100
19701 SFR25H
:ESISTOR
3.16K
+-1%
.125W
TF TC=O+-100
19701
SFR25H
:ESISTOR
6.81K
+-1%
.125W
TF
TC=O+-100
19701 SFR25H
.ESISTOR
316 1%
.125W
TF TC=O+-100
19701 SFR25H
.ESISTOR
1K
+-1%
.125W
TF TC=O+-100
19701 SFR25H
ESISTOR 6.81K +-1%
.125W
TF TC=O+-100
19701
SFR25H
ESISTOR 10 +-1%
.125W
TF TC=O+-100
91637
CMF-55-1. T-l
ESISTOR 10 +-1%
.125W
TF TC=O+-100
91637
CMF-55-1, T-l
*Indicates factory-selected value
Reference
Designatior
A4A2Q22
A4A2Rl
A4A2R2
A4A2R3
A4A2R4
HP Part
Number
1854-0019
0757-0346
0757-0346
0757-0346
0757-0346
A4A2R5
0757-0439
A4A2R6
0757-0279
A4A2R7 0757-0402
A4A2R8
0698-3136
A4A2R9 0698-3136
A4A2RlO
0698-3444
A4A2Rll 0757-0439
A4A2R12 0757-0279
A4A2R13
0757-0280
A4A2R14
2100-3161
A4A2R15
0757-0439
A4A2R16
D757-0279
A4A2R17 3698-3444
A4A2R18*
3757-0402
A4A2R19
3757-0279
A4A2R20
3698-3136
A4A2R21 1698-3136
A4A2R22*
1698-3153
A4A2R23 3757-0279
A4A2R24*
1757-0439
A4A2R25
1757-0279
A4A2R26 1698-3438
A4A2R27 1698-3136
A4A2R28 1698-3136
A4A2R29
1698-3444
A4A2R3D
A4A2R31
A4A2R32
A4A2R34
44A2R35
1757-0439
1757-0279
1757-0279
1757-0439
1757-1094
44A2R36*
1698-3438
94A2R37
1757-0279
44A2R38
1698-3136
44A2R39
1698-3136
44A2R40
1757-0439
\4A2R41 1698-3444
24A2R42 1757-0279
\4A2R43 1757-0439
\4A2R44 1698-3444
\4A2R45 1757-0280
\4A2R46 8757-0439
\4A2R47 ~757-0346
\4A2R48
757-0346
85662-60132
Parts
List
Page 4 of 6
I
I
1
I
i
I
t
c
(
1
(
.
E
E
I
4
c
c
4
3
3
3
3
3
4
1
I
I
1
5
I
,
,
Qt
1
1
1
1
1
1
1
1
1
1
1
1
1
1
1
1
1
1
1
1
1
1
1
1
1
1
1
1
1
1
1
1
1
1
1
1
1
1
1
1
1
1
1
1
1
1
1
1
-

HP Part Number 85662-60132
A4A2 Log Amplifier-Detector
Description Mfr
Mfr Part
Cod4
Number
RESISTOR 10 +-1%
.125W
TF
TC=O+-100
9163 CMF-55-1, T-l
RESISTOR
10K
+-1%
.125W
TF TC=O+-100
1970 SFR25H
RESISTOR 5.llK +-1%
.125W
TF TC=O+-100
1970 SFR25H
RESISTOR 51.1K +-1%
.125W
TF TC=O+-100
1970 SFR25H
RESISTOR
10K
+-1%
.125W
TF TC=O+-100
1970
SFR25H
RESISTOR 3.16K +-1%
.125W
TF TC=O+-100
1970 SFR25H
RESISTOR
10K
+-1%
.125W
TF TC=O+-100
1970
SFR25H
RESISTOR-TRMR 20K 10% WW SIDE-ADJ
20-TRI
3299:
3005P-DM3-203
RESISTOR 21.5K +-1%
.125W
TF TC=O+-100
1970:
SFR25H
RESISTOR
10K
+-1%
.125W
TF
TC=O+-100
1970:
SFR25H
RESISTOR 51.1 +-1%
.125W
TF
TC=O+-100
1970:
SFR25H
RESISTOR
1K
+-1%
.125W
TF
TC=O+-100
1970:
SFR25H
RESISTOR
10K
+-1%
.125W
TF TC=O+-100
19701
SFR25H
RESISTOR 511 +-1X
.125W
TF TC=O+-100
19701
SFR25H
RESISTOR 133 1%
.125W
TF TC=O+-100
19701
SFR25H
RESISTOR
1K
+-1%
.125W
TF TC=O+-100
19701
SFR25H
RESISTOR 383 1%
.125W
TF TC=O+-100
19701
SFR25H
RESISTOR
10K
+-1%
.125W
TF TC=O+-100
19701
SFR25H
RESISTOR 100 +-1%
.125W
TF TC=O+-100
19701
SFR25H
?ESISTOR
100 +-1%
.125W
TF TC=O+-100
19701
SFR25H
?ESISTOR
511 +-1%
.125W
TF TC=O+-100
19701
SFR25H
ZESISTOR
511 +-1%
.125W
TF TC=O+-100
19701
SFR25H
ZESISTOR
10K
+-1%
.125W
TF TC=O+-100
19701
SFR25H
tESISTOR
12.1K
+-1%
.125W
TF TC=O+-100
19701
SFR25H
IESISTOR-TRMR
1DK
10% TKF SIDE-ADJ 17-TR
73138
89PRlDK
{ESISTOR
7.5K
+-1%
.125W
TF TC=O+-100
19701 SFR25H
lESISTOR
3.16K
+-1%
.125W
TF TC=O+-100
19701
SFR25H
lESISTDR
237 1%
.125W
TF TC=O+-100
19701
SFR25H
lESISTOR
100 +-1%
.125W
TF TC=O+-100
19701
SFR25H
lESISTDR
6.81K
+-1%
.125W
TF TC=O+-100
19701
SFR25H
LESISTOR
10 +-1%
.125W
TF TC=O+-100
91637 CMF-55-1. T-l
!ESISTOR
4.221: 1%
.125W
F TC=O+-100
24546
C4-l/8-TO-4221-F
!ESISTOR
3.48K
1%
.125W
F TC=O+-100
24546
C4-l/8-TO-3481-F
!ESISTOR
23.7K
1%
.125W
F TC=O+-100
24546
C4-l/8-TO-2372-F
!ESISTOR
316K 1%
.125W
F TC=O+-100
28480 0698-3457
!ESISTOR
51.1K
+-1%
.125W
TF TC=O+-100
19701 SFR25H
LESISTOR-TRMR
1K
10% WW SIDE-ADJ PO-TRN
32997 3005P-DM3-102
:ESISTOR
4.22K
1%
.125W
TF TC=O+-100
19701 SFR25H
:ESISTOR
1K
+-1%
.125W
TF
TC=O+-100
19701
SFR25H
.ESISTOR
2.7 5%
.25W
CF TC=O-400
2M627 R-25J
IESISTOR
3.831: 1%
.125W
F TC=O+-100
24546
C4-l/8-TO-3831-F
[ESISTOR
39K +-0.1%
.125W
TF
TC=O+-25
19701
5033R
IESISTOR
464K 1%
.125W
TF TC=O+-100
19701 SFR25H
lESISTOR
3.831: 1%
.125W
TF TC=O+-100
19701 SFR25H
lESISTOR
68.1K
+-1%
.125W
TF TC=O+-100
19701
SFR25H
lESISTOR
10K
+-1%
.125W
TF
TC=O+-100
19701
SFR25H
lESISTOR
1K
+-1%
.125W
TF TC=O+-100
19701 SFR25H
*Indicates
factovselected
value
8566240132 Parts List
Page 5 of 6
Reference
Designatior
A4A2R49
A4A2R50
HP Part
Number
0757-0346
0757-0442
,
A4A2R56 0757-0438
A4A2R57 0757-0458
A4A2R58
0757-0442
A4A2R59 0757-0279
A4A2R60 0757-0442
A4A2R61 2100-1972
:
A4A2R62* 0757-0199
:
A4A2R63 0757-0442
E
A4A2R64 0757-0394
t
A4A2R65 0757-0280
:
A4A2R66 0757-0442
E
A4A2R67 0757-0416
7
A4A2R69 0698-3437
2
A4A2R70 0757-0280
3
A4A2R71 0698-3446
3
A4A2R72 3757-0442
9
A4A2R73 3757-0401
0
A4A2R74 3757-0401
0
A4A2R75
1757-0416
7
A4A2R76 1757-0416
7
A4A2R77 1757-0442
9
A4A2R78 1757-0444
1
A4A2R79
!lOO-3103
6
A4A2R80 1757-0440
7
A4A2R81
1757-0279
0
A4A2R82
1698-3442
9
A4A2R83
)757-0401
D
A4A2R84
)757-0439
4
A4A2R85
)757-0346
2
A4A2R86*
1698-3154
3
A4A2R87
1698-3152
3
A4A2R88*
1698-3158
1
A4A2R89*
1698-3457
5
A4A2R90
1757-0458
7
1\4A2R91
'loo-2852
I
44A2R92
1698-3154
44A2R93
1757-0280
44A2R94
1683-0275
A4A2R95 1698-3153
A4A2R96*
1698-8807
A4A2R97* 1698-3260
A4A2R98
1698-3153
A4A2R99*
1757-0461
A4A2RlOO
)757-0442
A4A2RlOl
1757-0280
I
3
1
9
0
9
9
2
9
3
Cal
1
1
1
1
1
1
1
1
1
1
1
1
1
1
1
1
1
1
1
1
1
1
1
1
1
1
1
1
1
1
1
1
1
1
1
1
1
1
1
1
1
1
1
1
1
1
1

Reference
HP Part
Designation
Number
A4A2R102
3757-0442
A4A2R103
3757-0465
A4A2R104
1757-0442
A4A2R105
1757-0279
A4A2R106
1757-0394
A4A2R107
1757-0442
A4A2R108
1757-0442
A4A2RlD9
1757-0442
A4A2RllO
1757-0442
A4A2Rlll
1757-0123
A4A2R112
1757-0395
A4A2R113
1757-0401
A4A2R114
1757-0346
A4A2R115
t757-0279
A4A2TPl 251-0600
A4A2TP2
251-0600
A4A2TP3
251-0600
A4A2TP4
251-0600
A4A2TP5
251-0600
A4A2TP6
251-0600
A4A2TP7
251-0600
A4A2TP8
251-0600
A4A2Ul 081-8117
A4A2VRl 902-0126
A4A2VR2
902-0041
A4A2VR3 902-0126
Qi
1
1
1
1
1
1
1
1
1
1
1
1
1
1
1
1
1
1
1
1
1
1
1
1
1
1
HP Part Number
85662.60132
A4A2 Log Amplifier-Detector
Description
RESISTOR
10K
+-1%
.125W
TF TC=O+-100
1970
SFR25H
RESISTOR
1OOK
+-1%
.125W
TF
TC=O+-100
1970
SFR25H
RESISTOR
10K
+-1%
.125W
TF
TC=O+-100
1970
SFR25H
RESISTOR 3.16K +-1%
.125W
TF TC=O+-100
1970
SFR25H
RESISTOR 51.1 +-1%
.125W
TF TC=O+-100
1970
SFR25H
RESISTOR
10K
+-1%
.125W
TF TC=O+-100
1970 SFR25H
RESISTOR
10K
+-1%
.125W
TF TC=O+-100
1970.
SFR25H
RESISTOR
10K
+-1%
.125W
TF TC=O+-100
1970.
SFR25H
RESISTOR
10K
+-1%
.125W
TF TC=O+-100
1970:
SFR25H
RESISTOR 34.81: +-1%
.125W
TF TC=O+-100
1970:
SFR25H
RESISTOR 56.2 +-1%
.125W
TF TC=O+-100
1970:
SFR25H
RESISTOR
100
+-1%
.125W
TF TC=O+-100
1970:
SFR25H
RESISTOR 10 +-1%
.125W
TF TC=O+-100
9163;
CMF-55-1, T-l
RESISTOR 3.16K +-1%
.125W
TF TC=O+-100
19701
SFR25H
CONNECTOR-SGL CONT PIN
1.14~MM-BSC-SZ
SC
27261
16-06-0034
CONNECTOR-SGL CONT PIN
1.14-MM-BSC-SZ
SC
27261
16-06-0034
CONNECTOR-SGL CONT PIN
1.14-MM-BSC-SZ
Sq
27264
16-06-0034
CONNECTOR-SGL CONT PIN
1.14-MM-BSC-SZ
Sq
27264
16-06-0034
CONNECTOR-SGL CONT PIN
1.14-MM-BSC-SZ
SQ
27264
16-06-0034
CONNECTOR-SGL CONT PIN
1.14~MM-BSC-SZ
SQ
27264
16-06-0034
CONNECTOR-SGL CONT PIN
1.14~MM-BSC-SZ
SQ 27264
CONNECTOR-SGL CONT PIN
1.14-MM-BSC-SZ
SQ 27264
OP AMP SCREENED 1826-0092
2848C
DIODE-ZNR
2.61V
5% DO-7
PD=.4W
TC=-.072%
04713
DIODE-ZNR
5.11V
5% DO-35
PD=.4W
04713
16-06-0034
16-06-0034
5081-8117
DIODE-ZNR
2.61V
5% DO-7
PD=.4W
TC=-.072%
04713
8566240132 Parts
Lit
Page 6 of 6
*Indicates
factory-selected value
Mfr
Mfr
Part
COdS
Number

HP Part Number 85662-60166
A4A2 Log Amplifier-Detector
Reference
HP Part C
Designation
Number D
Oty Description
Mfr
Mfr
Part
Code Number
A4A2
85662-60166
9
1
BOARD ASSEMBLY, LOG AMPLIFIER-DETECTOR
28480
85662-60166
(
S
ERI
AL PR
E
FIX
:
2534~)
A4A2C3 0160-2055
9
1
CAPACITOR-FXD
.OlUF
+80-20%
1OOVDC
CER
805-504
Y5V
1032
A4A2C4
0160-2055
9
1
CAPACITOR-FXD
.OlUF
+80-20%
1OOVDC
CER
805-504
Y5V
1032
A4A2C5
0160-2055
9
1
CAPACITOR-FXD
.OlUF
+80-20%
1OOVDC
CER 805-504
Y5V
1032
A4A2C6
0160-2055
9
1
CAPACITOR-FXD
.OlUF
+80-20X
1OOVDC
CER
805-504
Y5V
1032
A4A2C7
0160-2055
9
1
CAPACITOR-FXO
.OlUF
+80-20%
1OOVDC
CER
805-504
Y5V
1032
A4A2C8
0160-2055
9
1
CAPACITOR-FXD
.OlUF
+80-20%
1OOVDC
CER
805-504
Y5V
1032
A4A2C9
0160-2055
9
1
CAPACITOR-FXD
.OlUF
+80-20%
1OOVDC
CER
805-504
Y5V
1032
A4A2ClO
0160-2055
9
1
CAPACITOR-FXD
.OlUF
+80-20%
1OOVDC
CER
805-504
Y5V
1032
A4A2Cll 0160-2055
9
1
CAPACITOR-FXD
.OlUF
+80-20%
1OOVDC
CER
805-504
Y5V
1032
A4A2C12
0160-2055
9
1
CAPACITOR-FXD
.OlUF
+80-20%
1OOVDC
CER
805-504
Y5V
1032
A4A2C13
0160-2055
9
1
CAPACITOR-FXO
.OlUF
+80-20%
1OOVDC
CER
805-504
Y5V
1032
A4A2C14
0160-2055
9
1
CAPACITOR-FXD
.OlUF
+80-20%
1OOVDC
CER
805-504
Y5V
1032
A4A2C15
0160-2055
9
1
CAPACITOR-FXD
.OlUF
+80-20%
1OOVDC
CER
805-504
Y5V
1032
A4A2C16
0160-2055
9
1
CAPACITOR-FXD
.OlUF
+80-20%
1OOVOC
CER
805-504
Y5V
1032
A4A2C17
0160-2055
9
1
CAPACITOR-FXD
.OlUF
+80-20%
1OOVDC
CER
805-504
Y5V
1032
A4A2C18
0160-2055
9
1
CAPACITOR-FXD
.OlUF
+80-20X
1OOVDC
CER
805-504
Y5V
1032
A4A2C19
0160-2055
9
1
CAPACITOR-FXD
.OlUF
+80-20%
1OOVDC
CER
805-504
Y5V
1032
A4A2C20
0160-2055
9
1
CAPACITOR-FXD
.OlUF
+BO-20%
1OOVDC
CER 805-504
Y5V
1032
A4A2C21 0160-2055
9
1
CAPACITOR-FXD
.OlUF
+80-20%
1OOVDC
CER 805-504
Y5V
1032
A4A2C22
0160-2055
9
1
CAPACITOR-FXD
.OlUF
+80-20%
1OOVDC
CER
805-504
Y5V
1032
A4A2C23
0160-2055
9
1
CAPACITOR-FXD
.OlUF
+80-20%
1OOVDC
CER
805-504
Y5V
1032
A4A2C24
0160-2055
9
1
CAPACITOR-FXO
.OlUF
+80-20%
1OOVDC
CER
805-504
Y5V
1032
A4A2C25
0160-2055
9
1
CAPACITOR-FXD
.OlUF
+80-20%
1OOVDC
CER
805-504
Y5V
1032
A4A2C26
0160-2055
9
1
CAPACITOR-FXD
.OlUF
+80-20%
1OOVDC
CER
805-504
Y5V
1032
A4A2C27
0160-2055
9
1
CAPACITOR-FXD
.OlUF
+80-20%
1OOVDC
CER
805-504
Y5V
1032
A4A2C28
0160-2055
9
1
CAPACITOR-FXD
.OlUF
+80-20%
1OOVDC
CER
805-504
Y5V
1032
A4A2C29
0160-2055
9
1
CAPACITOR-FXD
.OlUF
+80-20%
1OOVDC
CER
805-504
Y5V
1032
A4A2C30
0160-2055
9
1
CAPACITOR-FXD
.OlUF
+80-20%
1OOVDC
CER
805-504
Y5V
1032
A4A2C32
0160-2055
9
1
CAPACITOR-FXD
.OlUF
+80-20%
1OOVDC
CER
805-504
Y5V
1032
A4A2C33
0160-2055
9
1
CAPACITOR-FXD
.OlUF
+80-20x
1OOVDC
CER
805-504
Y5V
1032
A4A2C34
0160-2055
9
1
CAPACITOR-FXD
.OlUF
+80-20%
1OOVDC
CER
805-504
Y5V
1032
A4A2C36
0160-2055
9
1
CAPACITOR-FXD
.OlUF
+80-20%
1OOVDC
CER
805-504
Y5V
1032
A4A2C37 0160-2055
9
1
CAPACITOR-FXD
.OlUF
+80-20%
1OOVDC
CER
805-504
Y5V
1032
A4A2C38 0160-2055
9
1
CAPACITOR-FXD
.OlUF
+80-20%
1OOVOC
CER
805-504
Y5V
1032
A4A2C39 0160-2055
9
1
CAPACITOR-FXD
.OlUF
+80-20X
1OOVDC
CER
805-504
Y5V
1032
A4A2C40 0160-2055
9
1
CAPACITOR-FXD
.OlUF
+80-20%
1OOVDC
CER
805-504
Y5V
1032
A4A2C41 0160-2055
9
1
CAPACITOR-FXD
.OlUF
+80-20%
1OOVDC
CER
805-504
Y5V
1032
A4A2C42 0160-2055
9
1
CAPACITOR-FXD
.OlUF
+80-20%
1OOVDC
CER
805-504
Y5V
1032
A4A2C43 0160-2055
9
1
CAPACITOR-FXD
.OlUF
+80-20%
1OOVDC
CER 805-504
Y5V
1032
A4A2C44 0160-4084
8
1
CAPACITOR-FXD
O.luF
50 V
56289
lC20X7R104M050B
44A2C46 0160-2055
9
1
CAPACITOR-FXD
.OlUF
+80-20x
1OOVDC
CER
805-504
Y5V
1032
44A2C48 0160-2055
9
1
CAPACITOR-FXD
.OlUF
+80-20%
1OOVDC
CER
805-504
Y5V
1032
44A2C49 0160-2055
9
1
CAPACITOR-FXD
.OlUF
+80-20%
1OOVDC
CER
805-504
Y5V
1032
44A2C50 0160-2055
9
1
CAPACITOR-FXO .OlUF +80-20%
1OOVDC
CER 805-504
Y5V
1032
44A2C51 0160-2262
0
1
CAPACITOR-FXD 16pF 500 V
52763
*Indicates factory-selected value
8566240166 Parts List
Page 1 of 6

HP Part Number 85662-60166
A4A2 Log Amplifier-Detector
Description
Mfr
Mfr Part
Code Number
CAPACITOR-FXD 43PF +-5% 3ODVDC MICA -20,
CAPACITOR-FXD 47PF +-5% 300VDC MICA -20,
CAPACITOR-FXD 120PF +-5X JOOVDC MICA
O+;
CAPACITOR-FXD
.OlUF
+80-20%
1OOVDC
CER
CAPACITOR-FXD
.OlUF
+80-20%
1DOVDC
CER
09022
09023
09023
28480
CD15ED430J03
CD15ED470J03
CD15FD121J03
805-504 Y5V 1032
0160-2055
CAPACITOR-FXD
.OlUF
+80-20x
1OOVOC
CER
CAPACITOR-FXD .OlUF +80-20X
1OOVDC
CER
CAPACITOR-FXD
.OlUF
+80-20%
1OOVDC
CER
CAPACITOR-FXD
.OlUF
+80-20%
1OOVDC
CER
CAPACITOR-FXD
22UF+-10%
15VDC
TA
56289
805-504 Y5V 1032
805-504
Y5V
1032
805-504
Y5V
1032
805-504 Y5V 1032
1500226X9015B2-DYS
CAPACITOR-FXD
.022UF
+80-20%
1OOVDC
CER
562CZClOlAH223ZA23
CAPACITOR-FXD
.022UF
+80-20%
1OOVDC
CER
562CZClOlAH223ZA23
CAPACITOR-FXD
.022UF
+80-20%
1OOVDC
CER
562CZClOlAH223ZA23
CAPACITOR-FXD
.022UF
+80-20%
1OOVDC
CER
562CZClOlAH223ZA23
CAPACITOR-FXD
.022UF
+80-20%
1OOVDC
CER
562CZClOlAH223ZA23
CAPACITOR-FXD
.022UF
+80-20%
1OOVDC
CER
CAPACITOR-FXD .OlUF +80-20%
1OOVDC
CER
CAPACITOR-FXD
.022UF
+80-20%
1OOVDC
CER
CAPACITOR-FXD 47PF +-5%
1OOVDC
CER 0+-30
DIODE-SCHOTTKY SM SIG
DIODE-SCHOTTKY SM SIG
04222
28480
28480
562CZClOlAH223ZA23
805-504
Y5V
1032
562CZClOlAH223ZA23
SA102A470JAAH
DIODE-PIN
1lOV
DIODE-SCHOTTKY SM SIG
DIODE-SCHOTTKY SM SIG
DIODE-PIN
1lOV
DIODE-SCHOTTKY SM SIG
28480
28480
28480
28480
28480
DIODE-SCHOTTKY SM SIG
DIODE-PIN
1lOV
DIODE-SCHOTTKY SM SIG
DIODE-SCHOTTKY SM SIG
IIODE-PIN
1lOV
28480
28480
28480
28480
28480
)IOOE-SWITCHING
20V 75MA
1ONS
DO-35
71468
IIODE-SWITCHING 20V 75MA
1ONS
DO-35
71468
IIODE-SWITCHING 20V 75MA
1ONS
DO-35
71468
IIODE-SWITCHING 20V 75MA
1ONS
DO-35
71468
)IODE-SWITCHING
20V 75MA
1ONS
DO-35
71468
IIODE-SWITCHING 20V 75MA
1ONS
DO-35
71468
)IODE-PIN
1lOV 28480
)IOOE-PIN
1lOV 28480
)IODE-PIN
1lOV 28480
)IODE-PIN
1lOV 28480
)IODE-SWITCHING
20V 75MA
1ONS
DO-35
)IODE-GE
60V 60MA
1US
DO-7
)IODE-GE
60V 60MA
1US
DO-7
)IOOE-GE
60V 60MA
1US
DO-7
)IODE-SWITCHING
20V 75MA
1ONS
DO-35
71468
71468
)IODE-SWITCHING
20V 75MA
1ONS
DO-35
71468
)IODE-SWITCHING
DTC SELECTED 1901-0050
28480
85662-80026
*Indicates factory-selected value
Reference
Designatior HP Part
Number
.
A4A2C52 0160-2200
A4A2C53 0160-2307
A4A2C54 0160-2205
A4A2C55 0160-2055
A4A2C59 0160-2055
A4A2C62 0160-2055
!
A4A2C63 0160-2055
,
A4A2C64 0160-2055
!
A4A2C65
0160-2055
,
A4A2C66 0180-0228
I
A4A2C68 0160-4297
!
A4A2C69 0160-4297
I
A4A2C70 0160-4297
I
A4A2C71 0160-4297
I
A4A2C72 0160-4297
I
A4A2C73 0160-4297
I
A4A2C74 0160-2055
E
A4A2C75 0160-4297
r
A4A2C76 0160-4805
I
A4A2CR4 1901-1085
E
A4A2CR5 1901-1085
E
A4A2CR6 1901-1070
C
A4A2CR7 1901-1085
E
A4A2CR8 1901-1085
E
A4A2CR9 1901-1070
3
A4A2CRlO
1901-1085
E
A4A2CRll 1901-1085
5
A4A2CR12 1901-1070
3
A4A2CR13 1901-1085
5
A4A2CR14 1901-1085
5
A4A2CR15 1901-1070
3
A4A2CR16
A4A2CR17
A4A2CR18
A4A2CR19
A4A2CR20
1901-0047
1901-0047
1901-0047
1901-0047
1901-0047
A4A2CR21 1901-0047
A4A2CR26
1901-1070
A4A2CR27 19Dl-1070
A4A2CR28 L901-1070
A4A2CR29 1901-1070
A4A2CR30
1901-0047
A4A2CR31
1910-0016
A4A2CR32
1910-0016
A4A2CR33
L910-0016
A4A2CR35
.901-0047
A4A2CR36
.901-0047
A4A2CR37 15662-80026
3
3
3
3
3
3
I
I
I
I
I
1
)
I
I
I
,
8566240166 Parts List
Page 2 of 6
-
Qt
1
1
1
1
1
1
1
1
1
1
1
1
1
1
1
1
1
1
1
1
1
1
1
1
1
1
1
1
1
1
1
1
1
1
1
1
1
1
1
1
1
1
1
1
1
1
1
1
-

HP Part Number 85662-60166
A4A2 Log Amplifier-Detector
HP
Part
I
C
Number D
QtY
I
Description
Mfr
I
Mfr Part
Code Number
Reference
Designation
I
I
28480
I
85226-80026
02114
56-590-65A2/4A
02114
56-590-65A2/4A
A4A2CR38
85662-80026
A4A2El 9170-0029
A4A2E2 9170-0029
A4A2E3
A4A2E4
A4A2E5
A4A2E6
A4A2E7
9170-0029
9170-0029
9170-0029
9170-0029
9170-0029
A4A2E8 9170-0029
A4A2Jl 1250-2112
A4A2J2 1250-2112
A4A2Ll 9100-1618
A4A2L2 9140-0105
A4A2L3 9140-0114
A4A2L4 9140-0114
A4A2L5 9100-1619
A4A2L6 9100-1623
A4A2L7 9100-1623
1
DIODE-SWITCHING DTC SELECTED 1901-0050
1
CORE-SHIELDING BEAD
1
CORE-SHIELDING BEAD
CORE-SHIELDING BEAD
02114
56-590-65A2/4A
CORE-SHIELDING BEAD
02114
56-590-65A2/4A
CORE-SHIELDING BEAD
02114
56-590-65A2/4A
CORE-SHIELDING BEAD
02114
56-590-65A2/4A
CORE-SHIELDING BEAD
02114
56-590-65A2/4A
CORE-SHIELDING BEAD
CONNECTOR-RF SMB
M
SGL-HOLE-FR 50-OHM
CONNECTOR-RF SMB
M
SGL-HOLE-FR 50-OHM
INDUCTOR RF-CH-MLD
5.6UH
+-lo%
.166D-INX
INDUCTOR RF-CH-MLD
8.2UH
+-lo%
.166D-INX
02114
56-590-65A2/4A
98291
051-047-0259-220
98291
051-047-0259-220
99800 1537-30
99800 1537-34
INDUCTOR RF-CH-MLD
1OUH
+-lo%
.166D-INX. 99800 1537-36
INDUCTOR RF-CH-MLD
1OUH
+-lo%
.1660-INX. 99800 1537-36
INDUCTOR RF-CH-MLD
6.8UH
+-lo%
.166D-INX 99800 1537-32
INDUCTOR RF-CH-MLD 27UH
+-5X
.166D-INX.3 99800 1537-48
INDUCTOR RF-CH-MLD 27UH +-5%
.166D-INX.3 99800 1537-48
INDUCTOR RF-CH-MLD
5.6UH
+-10X
.166D-INX 99800 1537-30
INDUCTOR RF-CH-MLD
5.6UH
+-10x
.166D-INX 99800 1537-30
INDUCTOR RF-CH-MLD 3.9UH +-5%
.166D-INX. 24226 15M391J
INDUCTOR RF-CH-MLD
8.2UH
+-10x
.166D-INX 99800 1537-34
INDUCTOR RF-CH-MLD
1OUH
+-lo%
.166D-INX. 99800 1537-36
A4A2L8 9100-1618
A4A2L9 9100-1618
A4A2LlO 9100-3553
A4A2L12 9140-0105
A4A2L13 9140-0114
9140-0178
1205-0011
85662-20040
86701-40001
2950-0078
2200-0101
2190-0557
1
1
7
3
4
0
0
4
9
9
0
7
1
1
1
1
1
1
1
1
1
1
1
1
INDUCTOR RF-CH-MLD 12UH
+-lo%
.166D-INX.
HEAT SINK
TO-5/TO-39-CS
COVER, LOG AMP DETECTOR
EXTRACTOR; PC
NUT-HEX-DBL-CHAM
lo-32-THD
.067-IN-THK
SCREW-MACH 4-40
.188-IN-LG
PAN-HD-POZI
WASHER-LK INTL T NO. 10
.195-IN-ID
NOT ASSIGNED
99800
98978
28480
28480
74163
77250
78189
1537-38
TXBF-032-0258
85662-20040
86701-40001
500220
1210-06-00-0551
1200-0173
5
1
INSULATOR-XSTR DAP-GL 07047
A-10001 DAP
A4A2L14
A4A2MPl
A4A2MP2
A4A2MP3
A4A2MP4
A4A2MP5
A4A2MP6
A4A2MP7
A4A2MP8
TRANSISTOR-DUAL PNP
PD=400MW 04713
TRANSISTOR NPN
2N5179
SI TO-72 PD=ZOOMW
04713
TRANSISTOR PNP SI
PD=EOOMW
FT=500MHZ 04713
TRANSISTOR NPN
2N5179
SI TO-72 PD=EOOMW
04713
TRANSISTOR PNP SI
PD=300MW
FT=850MHZ 04713
TRANSISTOR NPN SI TO-18
PD=360MW 04713
TRANSISTOR PNP
2N2907A
SI TO-18 PD=400MW
04713
TRANSISTOR NPN SI TO-18
PD=360MW 04713
TRANSISTOR NPN SI TO-18
PD=360MW 04713
TRANSISTOR NPN SI TO-18
PD=360MW 04713
TRANSISTOR NPN
2N2219A
SI
TO-5
PD=800MW
04713
TRANSISTOR-DUAL NPN TO-78
PD=750MW
TRANSISTOR-DUAL NPN
(ALTERNATE FOR 1854-1030)
TRANSISTOR NPN SI TO-18
PD=36DMW
04713
04713
A4A2Ql
I
1853-0075
9
A4A2Q2 1854-0345
A4A2Q3 1853-0015
A4A2Q4 1854-0345
A4A2Q5 1853-0405
A4A2Q6 1854-0019
2N5179
2N5179
2N4209
A4A2Q7 ~1853-0281
A4A2Q8 1854-0404
A4A2Q9 1854-0404
A4A2QlO 1854-0404
A4A2Qll 1854-0637
2N2907A
2N2219A
A4A2Q12 1854-1030
0
1
A4A2Q12 1854-0957
8
0
A4A2Q13 1854-0404
0
1
*Indicates factory-selected value
85662-60166
Parts List
Page 3 of 6

Reference
Designatior
HP Part
Number
C
C
A4A2Q14
1854-0019
A4A2Q15
1854-0019
A4A2Q16
1854-0019
A4A2Q17
1854-0019
A4A2Q18
1854-0019
A4A2Q19
1854-0019
A4A2Q20
1854-0019
A4A2Q21 1854-0019
A4A2Q22
1854-0019
:
A4A2Rl 0757-0346
i
A4A2R2
0757-0346
i
A4A2R3
0757-0346
i
A4A2R4
0757-0346
i
A4A2R5
0757-0439
A4A2R6
0757-0279
A4A2R7
0757-0402
A4A2R8
0757-0447
A4A2R9
0757-0447
A4A2RlO
0698-3444
A4A2Rll
0757-0439
A4A2R12
0757-0279
A4A2R13
0757-0280
A4A2R14
2100-3161
A4A2R15
0757-0439
A4A2R16
0757-0279
A4A2R17
0698-3444
A4A2R18*
0757-0402
A4A2R19
D757-0279
A4A2R20
3757-0447
A4A2R21
3757-0447
A4A2R22*
3698-3153
A4A2R23
37574279
A4A2R24*
3757-0439
A4A2R25
3757-0279
A4A2R26
3698-3438
A4A2R27
1757-0447
A4A2R28
1757-0447
A4A2R29
1698-3444
A4A2R30
3757-0439
A4A2R3
1 1757-0279
A4A2R32
1698-3151
A4A2R34
1757-0439
A4A2R35
1757-1094
A4A2R36*
1757-0405
A4A2R37
1698-3151
A4A2R38
1757-0447
A4A2R39
1757-0447
A4A2R40
1757-0439
1
(
1
1
.!
1
4
c
:
;
4
C
1
1
C
4
4
9
0
4
0
3
4
4
1
4
0
7
4
9
4
7
4
4
4
85662-60166 Parts List
Page 4 of 6
Jtt!
1
1
1
1
1
1
1
1
1
1
1
1
1
1
1
1
1
1
1
1
1
1
1
1
1
1
1
1
1
1
1
1
1
1
1
1
1
1
1
1
1
1
1
1
1
1
1
1
A4A2 Log Amplifier-Detector
Description
Mfr
Mfr Part
Code Number
TRANSISTOR NPN SI TO-18 PD=360MW
04713
TRANSISTOR NPN SI TO-18 PD=360MW
04713
TRANSISTOR NPN
SI
TO-18 PD=360MW
04713
TRANSISTOR NPN
SI
TO-18 PD=360MW
04713
TRANSISTOR NPN
SI
TO-18 PD=360MW
04713
TRANSISTOR NPN
SI
TO-18 PD=360MW
04713
TRANSISTOR NPN
SI
TO-18 PD=360MW
04713
TRANSISTOR NPN
SI
TO-18 PD=360MW
04713
TRANSISTOR NPN
SI
TO-18 PD=360MW
04713
RESISTOR 10 +-1X
.125W
TF TC=O+-100
91637
RESISTOR 10 +-1%
.125W
TF TC=O+-100
91637
RESISTOR 10 +-1%
.125W
TF TC=O+-100
91637
RESISTOR 10 +-1X
.125W
TF TC=O+-100
91637
CMF-55-l. T-l
CMF-55-l. T-l
CMF-55-1, T-l
CMF-55-1, T-l
RESISTOR
6.81K
+-1X
.125W
TF TC=O+-100
19701 SFR25H
RESISTOR 3.16K +-1%
.125W
TF TC=O+-100
19701
SFR25H
RESISTOR 110 +-1%
.125W
TF TC=O+-100
19701
SFR25H
RESISTOR
16.2K
+-1%
.125W
TF TC=O+-100
19701 SFR25H
RESISTOR
16.2K
+-1%
.125W
TF TC=O+-100
19701 SFR25H
RESISTOR 316 1%
.125W
TF TC=O+-100
19701
SFR25H
RESISTOR
6.81K
+-1%
.125W
TF TC=O+-100
19701
SFR25H
RESISTOR
3.16K
+-1X
.125W
TF TC=O+-100
19701
SFR25H
RESISTOR
IK
+-1%
.125W
TF TC=O+-100
19701
SFR25H
RESISTOR-TRMR 20K 10% TKF SIDE-ADJ
17-TR 73138
89PR20K
RESISTOR
6.81K
+-1%
.125W
TF TC=O+-100
19701
SFR25H
RESISTOR 3.16K +-1%
.125W
TF TC=O+-100
19701
SFR25H
RESISTOR 316 1%
.125W
TF TC=O+-100
19701 SFR25H
RESISTOR 110 1%
.125W
F TC=O+-100
24546
C4-l/8-TO-111-F
RESISTOR
3.16K
+-1%
.125W
TF TC=O+-100
19701
SFR25H
RESISTOR
16.2K
+-1X
.125W
TF TC=O+-100
RESISTOR
16.2K
+-1%
.125W
TF TC=O+-100
RESISTOR 3.83K 1%
.125W
TF TC=O+-100
RESISTOR
3.16K
+-1X
.125W
TF TC=O+-100
RESISTOR
6.81K
+-1X
.125W
TF TC=O+-100
SFR25H
SFR25H
SFR25H
SFR25H
SFR25H
RESISTOR 3.16K +-1%
.125W
TF TC=O+-100
RESISTOR 147 1%
.125W
TF TC=O+-100
?ESISTOR
16.2K
+-1%
.125W
TF TC=O+-100
?ESISTOR
16.2K
+-1X
.125W
TF TC=O+-100
?ESISTOR
316 1%
.125W
TF TC=O+-100
SFR25H
SFR25H
SFR25H
SFR25H
SFR25H
7ESISTOR
6.81K
+-1%
.125W
TF TC=O+-100
7ESISTOR
3.16K
+-1%
.125W
TF TC=O+-100
7ESISTOR
2.871: 1%
.125W
TF TC=O+-100
?ESISTOR
6.81K
+-1X
.125W
TF TC=O+-100
7ESISTOR
1.47K
+-I%
.125W
TF TC=O+-100
19701
19701
19701
19701
19701
19701
19701
19701
19701
19701
19701
19701
19701
19701
19701
19701
19701
19701
19701
19701
SFR25H
SFR25H
SFR25H
SFR25H
SFR25H
7ESISTOR
162
+-I%
.125W
TF TC=O+-100
tESISTOR
2.87K
1%
.125W
TF TC=O+-100
{ESISTOR
16.2K
+-1%
.125W
TF TC=O+-100
IESISTOR
16.2K
+-1%
.125W
TF TC=O+-100
{ESISTOR
6.81K
+-1%
.125W
TF TC=O+-100
SFR25H
SFR25H
SFR25H
SFR25H
SFR25H
*Indicates factory-selected value

HP Part Number 85662-60166
A4A2 Log Amplifier-Detector
Reference
I
HP
Part
Designation Number
A4A2R41 0698-3444
A4A2R42 0757-0279
A4A2R43 0757-0439
A4A2R44
0698-3444
A4A2R45
0757-0280
A4A2R46
0757-0439
A4A2R47 0757-0346
A4A2R48
0757-0346
A4A2R49 0757-0346
A4A2R50
0757-0442
A4A2R56
0757-0438
A4A2R57 0757-0458
A4A2R58
0757-0442
A4A2R59 0757-0279
A4A2R60
0757-0442
A4A2R61 2100-1972
A4A2R62* 0757-0199
A4A2R63 0757-0442
A4A2R64 0757-0394
A4A2R65
0757-0280
A4A2R66 0757-0442
A4A2R67 0757-0416
A4A2R69 0698-3437
A4A2R70
0757-0280
A4A2R71 0698-3446
A4A2R72 0757-0442
A4A2R73 0757-0401
A4A2R74 0757-0401
A4A2R75
0757-0416
A4A2R76 0757-0416
A4A2R77 0757-0442
A4A2R78
0757-0444
A4A2R79 2100-3103
A4A2R80 0757-0440
A4A2R81 0757-0279
A4A2R82 0698-3442
A4A2R83 0757-0401
A4A2R84
0757-0439
A4A2R85
0757-0346
A4A2R86* 0757-0434
A4A2R87 0698-6271
A4A2R88*
0698-8853
A4A2R89* 0698-3460
A4A2R90 0757-0458
A4A2R91 2100-2852
A4A2R92 0698-3154
0
1
RESISTOR 4.22K 1%
.125W
TF TC=O+-100
19701 SFR25H
A4A2R93 0757-0280
3
1
RESISTOR
IK
+-1%
.125W
TF TC=O+-100
19701 SFR25H
Description
1
0
4
3
3
9
6
7
0
8
6
7
0
RESISTOR 316 1%
.125W
TF TC=O+-100
~
19701
SFR25H
RESISTOR 3.16K +-1%
.125W
TF TC=O+-100
19701 SFR25H
RESISTOR
6.81K
+-1%
.125W
TF TC=O+-100
19701 SFR25H
RESISTOR 316 1%
.125W
TF TC=O+-100
19701 SFR25H
RESISTOR
1K
+-1%
.125W
TF TC=O+-100
19701 SFR25H
1
1
1
1
1
1
1
1
1
1
RESISTOR 6.81K +-1%
.125W
TF TC=O+-100
19701 SFR25H
RESISTOR 10 +-I%
.125W
TF TC=O+-100
91637 CMF-55-1. T-l
RESISTOR
10
+-1%
.125W
TF TC=O+-100
91637 CMF-55-l. T-l
RESISTOR 10 +-1X
.125W
TF TC=O+-100
91637 CMF-55-l. T-l
RESISTOR
10K
+-1%
.125W
TF TC=O+-100
19701 SFR25H
RESISTOR
5.11K
+-I%
.125W
TF TC=O+-100
RESISTOR 51.1K +-1%
.125W
TF TC=O+-100
RESISTOR
10K
+-1%
.125W
TF TC=O+-100
RESISTOR
3.16K
+-1X
.125W
TF TC=O+-100
RESISTOR
10K
+-1%
.125W
TF TC=O+-100
RESISTOR-TRMR 20K 10% WW SIDE-ADJ 20-TRN
RESISTOR
21.5K
+-1%
.125W
TF TC=O+-100
RESISTOR
10K
+-1%
.125W
TF TC=O+-100
RESISTOR 51.1 +-I%
.125W
TF TC=O+-100
RESISTOR
1K
+-1%
.125W
TF TC=O+-100
1
1
1
1
RESISTOR
10K
+-1X
.125W
TF TC=O+-100
19701 SFR25H
RESISTOR 511 +-1%
.125W
TF TC=O+-100
19701 SFR25H
RESISTOR 133 1%
.125W
TF TC=O+-100
19701 SFR25H
RESISTOR
1K
+-1%
.125W
TF TC=O+-100
19701 SFR25H
RESISTOR 383 1%
.125W
TF TC=O+-100
19701 SFR25H
RESISTOR
10K
+-1X
.125W
TF TC=O+-100
19701 SFR25H
RESISTOR 100 +-1%
.125W
TF TC=O+-100
19701 SFR25H
RESISTOR 100 +-I%
.125W
TF TC=O+-100
19701 SFR25H
RESISTOR 511 +-1%
.125W
TF TC=O+-100
19701 SFR25H
RESISTOR 511 +-1X
.125W
TF TC=O+-100
19701 SFR25H
RESISTOR
10K
+-1X
.125W
TF TC=O+-100
19701 SFR25H
RESISTOR
12.1K
+-I%
.125W
TF TC=O+-100
19701 SFR25H
RESISTOR-TRMR
10K
10% TKF SIDE-ADJ 17-TR
73138
89PRlOK
RESISTOR
7.5K
+-1%
.125W
TF TC=O+-100
19701 SFR25H
RESISTOR 3.16K +-1X
.125W
TF TC=O+-100
19701 SFR25H
RESISTOR 237 1%
.125W
TF TC=O+-100
19701 SFR25H
RESISTOR 100 +-1%
.125W
TF TC=O+-100
19701 SFR25H
RESISTOR
6.81K
+-1%
.125W
TF TC=O+-100
19701 SFR25H
RESISTOR
30
+-1X
.125W
TF TC=O+-100
91637 CMF-55-l. T-l
RESISTOR 3.651: +-1X
.125W
TF TC=O+-100
19701 SFR25H
RESISTOR 3K +-0.1X
.125W
TF TC=O+-50
91637 CMF-55-l. T-2
RESISTOR
21.98K
+-0.1%
.125W
TF TC=O+-25
19701 5033R
RESISTOR 422K 1%
.125W
TF TC=O+-100
19701 SFR25H
RESISTOR
51.1K
+-1%
.125W
TF TC=O+-100
19701 SFR25H
RESISTOR-TRMR
1K
10% WW SIDE-ADJ LO-TRN
32997
3005P-DM3-102
Mfr
Mfr Part
Code Number
19701
19701
19701
19701
19701
32997
19701
19701
19701
19701
SFR25H
SFR25H
SFR25H
SFR25H
SFR25H
3005P-DM3-203
SFR25H
SFR25H
SFR25H
SFR25H
*Indicates factoy-selected value
85662-60166 Parts List
Page 5 of 6

HP Part Number 85662-60166
A4A2 Log Amplifier-Detector
r
Designation
I
Number
A4A2R94 0683-0275
A4A2R95
0698-3989
A4A2R96*
0698-8807
A4A2R97*
'0698-3260
A4A2R98
0698-3153
A4A2R99*
0757-0461
A4A2RlOO
0757-0442
A4A2RlOl 0757-0280
A4A2R102
0757-0442
A4A2R103
0757-0465
A4A2R104
0757-0442
A4A2R105
0757-0279
A4A2R106
0757-0394
A4A2R107
0757-0442
A4A2R108
0757-0442
A4A2R109 0757-0442
A4A2RllO
0757-0442
A4A2Rlll 0757-0123
A4A2R112 0757-0395
A4A2R113 0757-0401
A4A2R114 0757-0346
A4A2R115 0757-0279
R4A2TPl 1251-0600
44AZTP2 1251-0600
44A2TP3 1251-0600
44A2TP4 1251-0600
A4A2TP5
1251-0600
A4A2TP6
1251-0600
A4A2TP7 1251-0600
A4A2TP8
1251-0600
A4A2TP9 0360-0124
A4A2TPlO 0360-0124
A4A2Ul 5081-8117
A4A2VRl 1902-0126
A4A2VR2 1902-0041
A4A2VR3 1902-0126
I
,
I
,
I
I
(
(
c
(
:
I
t
i
c
c
3
3
3
.
Qi
1
1
1
1
1
1
1
1
1
1
1
1
1
1
1
1
1
1
1
1
1
1
1
1
1
1
1
1
1
1
1
1
1
1
1
1
Description
RESISTOR 2.7 5%
.25W
CF TC=O-400
2M62i
R-25J
RESISTOR
3.84K
.l%
.125W
TF TC=O+-25
9163;
CMF-55-1
RESISTOR 39K +-0.1%
.125W
TF TC=O+-25
19701
5033R
RESISTOR
4641:
1%
.125W
TF TC=O+-100
19701
SFR25H
RESISTOR 3.831: 1%
.125W
TF TC=O+-100
19701
SFR25H
RESISTOR
68.1K
+-1%
.125W
TF TC=O+-100
19701
SFR25H
RESISTOR
10K
+-1%
.125W
TF TC=O+-100
19701
SFR25H
RESISTOR
1K
+-1%
.125W
TF TC=O+-100
19701
SFR25H
RESISTOR
10K
+-1%
.125W
TF TC=O+-100
19701 SFR25H
RESISTOR
1OOK
+-1%
.125W
TF TC=O+-100
19701
SFR25H
RESISTOR
10K
+-I%
.125W
TF TC=O+-100
19701
SFR25H
RESISTOR 3.16K +-1%
.125W
TF TC=O+-100
19701
SFR25H
RESISTOR 51.1 +-1X
.125W
TF TC=O+-100
19701
SFR25H
RESISTOR
10K
+-1%
.125W
TF TC=O+-100
19701
SFR25H
RESISTOR
IOK
+-1%
.125W
TF TC=O+-100
19701
SFR25H
RESISTOR
10K
+-I%
.125W
TF TC=O+-100
19701
SFR25H
RESISTOR
10K
+-I%
.125W
TF TC=O+-100
19701
SFR25H
RESISTOR
34.8K
+-1%
.125W
TF TC=O+-100
19701
SFR25H
RESISTOR 56.2 +-I%
.125W
TF TC=O+-100
19701 SFR25H
RESISTOR 100 +-1%
.125W
TF TC=O+-100
19701
SFR25H
RESISTOR 10 +-1%
.125W
TF TC=O+-100
91637 CMF-55-1, T-l
RESISTOR
3.16K
+-1%
.125W
TF TC=O+-100
19701
SFR25H
CONNECTOR-SGL CONT PIN
1.14-MM-BSC-SZ
SQ
27264 16-06-0034
CONNECTOR-SGL CONT PIN
1.14-MM-BSC-SZ
SQ
27264 16-06-0034
CONNECTOR-SGL CONT PIN
1.14-MM-BSC-SZ
SQ
27264 16-06-0034
CONNECTOR-SGL CONT PIN
1.14-MM-BSC-SZ
SQ
27264 16-06-0034
CONNECTOR-SGL CONT PIN
1.14~MM-BSC-SZ
SC
27264 16-06-0034
CONNECTOR-SGL CONT PIN
1.14~MM-BSC-SZ
SC
27264 16-06-0034
CONNECTOR-SGL CONT PIN
1.14-MM-BSC-SZ
SQ
27264
CONNECTOR-SGL CONT PIN
1.14-MM-BSC-SZ
SQ
27264
CONNECTOR-SGL CONT PIN .04-IN-BSC-SZ
RN0 97300
CONNECTOR-SGL CONT PIN
.04-IN-BSC-SZ-RN0 97300
OP AMP SCREENED 1826-0092
28480
16-06-0034
16-06-0034
5081-8117
DIODE-ZNR
2.61V
5% DO-7
PD=.4W
TC=-.072%
DIODE-ZNR
5.11V
5% DO-35 PD=.4W
DIODE-ZNR
2.61V
5% DO-7
PD=.4W
TC=-.072X
04713
04713
04713
8566240166
parts
List
Page 6 of 6
*Indicates factory-selected value
Mfr Mfr Part
Code
Number


2
k---
4
+
5
+-
7
J2
/F
1
TEN
-
R91
-12VTV
\
R14
LG-20
A4A2 Log Amplifier-Detector Component Locations, 85662-60132

2
*
4
+-
5
+
\1-
-0
N
;a:
R79
ZERO
-4
/
E&N
-
%TV
\
R14
LG-20
A4A2 Log Amplifier-Detector Component Locations, 85662-60166



A4A3
A4A3 Log Amplifier-Filter, Circuit Description
A4A3 Log Amplifier-Filter, with
A4A2
Log Amplifier-Detector, provides the ability to display
signals in either a linear or log mode. In log mode the calibrated display range is 90
dB.
A4A3
contains the first five of nine log stages, and
A4A2
contains the last four. A4A3 also contains
circuitry for using one of the log stages as a switchable 10
dB
gain step. This is used only in
linear mode.
After being processed by the first five log amplifier stages, the 21.4 MHz IF signal is applied
to the log amplifier filter, the bandwidth of which is either narrow (approximately 1 MHz)
or wide
(>20
MHz). The filter is in narrow mode for resolution bandwidths of
130
kHz
to
reduce noise generated in the log amplifier stages.
Control lines from A4A9 IF Control drive circuits of
A4A3
which control the log amplifier
filter, log/linear switching, and 10
dB
linear gain step.
Log Amplifier Stages
@
In LOG mode, the five log amplifier stages in A4A3 and the four log amplifier stages in
A4A2
limit their gain in sequence with increasing signal level to provide 90
dB
of log display range.
In LINEAR mode, signal-level-dependent components are switched out of the signal path, and
a
linear display is provided.
LOG Mode
A simplified schematic of a log amplifier stage is shown in Figure 1. In LOG mode, the
LOG/LIN control line is high (about
+7
V),
Ql6
is on, forward biasing log diodes CR25,
CR26, and all other log diodes in this assembly. CR25 and CR26 are Schottky diodes
with a forward bias voltage of approximately
+0.4
V.
Qll
is an emitter follower used as a
voltage source which drives Q12 through the resistance of CR25 and CR26. Q12 forms a
common-base amplifier tuned to approximately 21.4 MHz. The gain of the amplifier is set by
the ratio of R48 to the total resistance
RT
between the emitters of
Qll
and Q12 (primarily
the resistance of CR25 and CR26). The formula for computing gain is:
G=l+g
RT
is at a minimum (approximately 150
a)
for small signals. The small-signal gain of the
stage (about 10 dB) is set by the dc bias current through the log diodes. As the signal level
at the
Qll
emitter increases, signal current cancels bias current in the log diodes, increasing
RT.
The gain of the stage for large signals is reduced to nearly unity (0 dB) because
RT
becomes very large. Signal current flow through R49 keeps the stage gain slightly above unity
to compensate for the input loading of the following stage.
A4A3
1

Bias Supplies
The -12 VTV is supplied to
A4A3
from A4A2. This voltage determines log diode bias
current and becomes more negative as temperature increases to compensate for the increased
resistance of the log diodes. The same supply is used to compensate the log diodes of the four
log stages in
A4A2.
LINEAR Mode
In LINEAR Mode (See Figure 1) log diodes CR15 and CR16 are zero biased, and the limiting
action is removed from the stage.
RT
is large, and stage gain is nearly unity. Signal flow is
through emitter follower
Qll
and R48 to Q13.
u4a
316
R49
6.61K
VA.
CR25 CR26
\I
R52
.Ol
17.8K
c26
R53
17.8K
-12VTV
‘OUT
TO LOG AMPLIFIER
BANDPASS
FILTER
LOG/L IN
LOG MODE=
+7V
LIN MODE= -12V
-1PVTV
Figure 1. Log Amplifier Stage, Simplified Schematic
Log Stages
All nine of the log amplifier stages in
A4A2
and A4A3 are similar in operation, although
there are variations in certain stages. While all stages except the first three contain two log
diodes each, the first two stages contain six diodes each, and the third contains four diodes.
More diodes are used in Stages 1 through 3 because these stages have their logging action at
higher signal levels than the other log stages. Log diodes of Stages 1 and 2 are biased so that
the logging action occurs at signal levels of approximately 0 dBm to $10 dBm, whereas the
remaining stages log at lower signal levels. To provide proper log fidelity (log amplifier output
versus input), attenuation is required between the output of a higher level log stage and the
input of a lower level log stage. Resistive divider R20, R29, and R30 attenuates the output of
Stage 2, and a similar attenuator is used between Stages 3 and 4. Resistors in series with the
log diodes of Stage 1 through 3 are factory-selected to compensate for variations in log diode
resistance. Correct stage gain is required for proper log fidelity. Refer to the A4A3 schematic
note for the method of checking the gain of Stages 1 through 5 in log mode.
2
A4A3

10
dB
Linear Gain Step
Stage 5 is used as a switchable 10
dB
gain step in linear mode at low reference levels. When
control line LGlO is low (-12 V typical), Q17 is off and CR27 is reverse biased, preventing
CR27 from being a signal path. When control line
LGlO
is high (more positive than -3 V),
the Q17 collector is saturated to the -12 VTV supply, and PIN diode CR27 is forward biased.
LGlO adjustment R83 sets the bias current (and thus resistance) of PIN diode CR27. The
resistance of CR27 plus R54 is set so that the gain of Stage 5 will increase by 10
dB
when
CR27 is turned on. (Refer to the foregoing gain formula.) Since PIN diode resistance is
unaffected by signal level, Stage 5 operates as a non-limiting amplifier. This 10
dB
gain step,
in conjunction with a similar 20
dB
gain step in
A4A2,
is used for the last 30
dB
of step gain
(lowest 30
dB
of reference level) in linear mode. See the schematic note for the reference levels
at which this gain step is checked.
Bandpass
Filters
@
In narrow resolution bandwidths, noise generated in the log amplifiers is reduced by the
Bandpass
Filter following Log Amplifier Stage 5. The bandwidth of this filter is switchable
between wide
(>20
MHz) and narrow (about 1 MHz). In resolution bandwidths of 30
kHz
or less, the filter bandwidth is narrow. This reduces the log amplifier noise contribution 90
dB
down from the reference level. In resolution bandwidths of 100
kHz
and greater, the
bandwidth of the filter is wide enough so as not to affect the shape of the wide resolution
bandwidth filters. (See Figure 2.)
LOW-PASS
-15V
R73.
R74
CR26 CR29
Figure 2. Bandpass Filter, Simplified Schematic
Bandpass Filter Switching
Emitter follower Q13 buffers the output of Log Amplifier Stage 5 and drives the
Bandpass
Filter. The filter bandwidth is determined by the resistance through which the LC tank
network (L14 and C52 through C55) is driven. In resolution bandwidths of 3 MHz to 100
kHz,
bandwidth control line BW5 is high
(+15
V) and CR30 is forward biased through R63,
resulting in a low filter drive impedance and wide bandwidth. When the analyzer resolution
A4A3
3

bandwidth is less than 100
kHz,
BW5 is low (about -0.6 V). CR30 is reverse biased, and
the LC shunt network is driven through R62, setting the filter bandwidth at about 1 MHz.
The signal is buffered by
Q14
and Q15. The output of buffer amplifier Q14/Q15 provides
a low impedance drive for the Low-Pass Filter. The Buffer Amplifier
Q14/Q15
also drives
the center tap of L14 through the resistance of PIN diodes CR28 and CR29. This feedback
results in an apparent negative input resistance in parallel with L14. The negative input
resistance compensates for the parallel resistance present in the tank circuit because of the Q
of L14. The gain of the filter in narrow mode is set equal to that in wide mode by setting
the resistance CR28 and CR29. The resistance of CR28 and CR29 is set by adjusting the
diode bias current with FILTER AMPTD adjustment R67. L13 and C39 are frequency
compensation for Q14 and Q15.
BW5 Input Section
TP7 and TP8 provide a means to adjust the
bandpass
filter for equal gain in wide and
narrow modes. This can be done without changing IF bandwidth, which might in itself
introduce an amplitude change. With the analyzer in narrow resolution bandwidths (30
kHz
through 10 Hz), BW5 is approximately -0.6 V, which reverse biases CR30. This places the
Bandpass
Filter in narrow mode. The center frequency of the
bandpass
filter can be adjusted
with CTR adjustment C55. To place the
Bandpass
Filter in wide mode, TP7 and TP8 are
shorted together with a jumper wire. This forward biases CR30 through R89 and R63. Filter
amplitude can then be set with FILTER AMPTD adjustment R67 so that amplitudes are
equal in wide (test points jumpered) and narrow (jumper removed) modes.
Filter Temperature Compensation
@
The Filter Temperature Compensation circuit stabilizes the gain of the
bandpass
filter with
temperature changes.
Op Amp
Ul
and associated circuitry provide temperature dependent bias for CR28 and CR29
to compensate for temperature-dependent change in the Q of L14 and the resistance of CR28
and CR29. As temperature increases, diode bias current increases as the voltage at
Ul
pin 6
increases. CR5 and CR6 operate as temperature-sensing elements to control the voltage at
Ul
pin 6.
Low-Pass Filter
@
The Low-Pass Filter consists of
L15,
L16, C56 through C59, R67, and R68. It has a
bandwidth of about 30 MHz, which removes harmonics of the 21.4
HMz
IF signal to reduce
log fidelity variations between wide and narrow settings of the
Bandpass
Filter. The Low-Pass
Filter has a loss of 6 dB, which is compensated for by buffer amplifier
QlS/Ql9,
which has a
gain of 6
dB.
R74*
is factory-selected to adjust the gain of
QlS/Ql9
for proper log fidelity.
4
MA3

A4A3
Log
Amplifier-Filter,
Troubleshooting
If the amplitude of the displayed signals is approximately 10
dB
low (CAL OUTPUT appears
to be -20 dBm) in the log mode but correct in the linear display mode, then one of the log
amplifier stages in the A4A3 Log Amplifier-Filter board or the A4A2 Log Amplifier-Detector
board is defective. Connect. a 10
dB
step attenuator between the CAL OUTPUT and the
spectrum analyzer input. Refer to the Log Amplifier Stage Gain Check note on the service
sheets for the necessary front-panel control settings. When forward biased in log mode,
the
Schottky diodes should have voltage drops of 200 to 400
mV.
The following procedure will determine if the Linear Gain Steps,
LGlO
and LG20, are
operating properly. The LGlO circuitry is located on the A4A3 Log Amplifier-Filter board
while the LG20 circuitry is located on the A4A2 Log Amplifier-Detector board. Connect a
10
dB
step attenuator set to 0
dB
between the CAL OUTPUT and the spectrum analyzer
input. Press Instrument Preset and key in the following settings:
[CENTER FREQUENCY)
.
.
.
.
.
.
.
.
.
.
.
.
.
.
.
.
.
.
.
.
.
.
.
.
.
equal to the CAL OUTPUT frequency
FREQUENCY
SPAN
.
.
.
.
.
.
.
.
.
.
.
.
.
.
.
.
.
.
.
.
.
.
.
.
.
.
.
.
.
.
.
.
.
.
.
.
.
.
.
.
.
.
.
.
.
.
.
.
.
.
.
.
.
.
.
.
.
.
10
kHz
@iii)
. . . . . . . . . . . . . . . . . . . . . . . . . . . . . . . . . . . . . . . . . . . . . . . . . . . . . . . . . . . . . . . . . . .
.3
kHz
(ATTEN)
. .
. . . . . . . . . . . . . . . . . . . . . . . . . . . . . . . . . . . . . . . . . . . . . . . . . . . . . . . . . . . . . . . . . . . .
0
dB
[=I
LOG SCALE [ENTER
dB/cw)
(Turns off IF Step Gains)
[REFERENCE LEVEL)
.
.
.
.
.
.
.
.
.
.
.
.
.
.
.
.
.
.
.
.
.
.
.
..
.
.
.
.
.
.
.
.
.
.
.
.
.
.
.
.
.
.
.
.
.
.
.
.
.
.
.
.
.
.
-60
dBm
SCALE LIN
The peak of the displayed signal should be on the top graticule. Adjust the front panel
AMPTD CAL control to place the peak of the signal one division below the top graticule.
If the signal limits at the top of the display, one of the Linear Gain Steps is stuck in the on
state.
Set the 10
dB
step attenuator to 10
dB
and key in [REFERENCE LEVEL) -70
dBm.
The peak
of the displayed signal should be one division below the top graticule. If signal limits at, the
top of the display, the LG20 circuitry is defective. A signal approximately 3 divisions high
indicates the LGlO circuitry is defective.
Set the 10
dB
step attenuator to 20
dB
and key in
[REFERENCE
LEVEL] -80
dBm.
The peak
of the displayed signal should be one division below the top graticule. The
LGlO
circuitry
is defective if the signal limits at the top of the display. The LG20 circuitry is faulty if the
displayed signal is approximately 3 divisions high.
The detector circuit. on the A4A2 Log Amplifier-Detector board is
most
easily checked with dc
voltages. These are derived using 0 Hz
[FREQUENCY
SPAN)
and attenuating the CAL OUTPUT
signal. The easiest point to check the Detector output without removing boards is
A4AlTPl.
Connect a DVM to this test point. The voltage at
A4AlTPl
should be
+l
V for a signal
displayed on the top graticule. The output will be 0.1 V less for each division down from the
top in either the linear or the 10
dB/DIV
log modes when the detector is operating properly.
A4A3
5

HP Part Number 85662-60009
A4A3 Log Amplifier-Filter
Description
Mfr
Code
Mfr Part
Number
BOARD ASSEMBLY, LOG AMPLIFIER-FILTER
(SERIAL
PREFIXES:
2403~-3001~)
28481
85662-60009
CAPACITOR-FXD
.OlUF
+BO-20%
1OOVDC
CER
805-504
Y5V
1032
CAPACITOR-FXD
.OlUF
+80-20%
1OOVDC
CER
805-504
Y5V
1032
CAPACITOR-FXD
.OlUF
+80-20%
1OOVDC
CER
805-504
Y5V
1032
CAPACITOR-FXD .OlUF +80-20%
1DOVDC
CER
805-504
Y5V
1032
CAPACITOR-FXD
.DlUF
+80-20%
1OOVDC
CER
805-504
Y5V
1032
CAPACITOR-FXD
.OlUF
+80-20%
1OOVDC
CER
CAP-FXD
3pF
500 V
805-504
Y5V
1032
CAPACITOR-FXD
.OlUF
+80-20%
1OOVDC
CER
CAP-FXD
1pF
500 V
5276:
5276:
805-504
Y5V
1032
CAPACITOR-FXD
.DlUF
+80-20%
1OOVDC
CER
805-504
Y5V
1032
CAPACITOR-FXD
.OlUF
+80-20%
1OOVDC
CER
805-504
Y5V
1032
CAPACITOR-FXD .OlUF +80-20%
1OOVDC
CER
805-504
Y5V
1032
CAPACITOR-FXD
.OlUF
+80-20%
IDOVDC
CER
805-504
Y5V
1032
CAPACITOR-FXD
.OlUF
+80-20%
1OOVDC
CER
805-504
Y5V
1032
CAPACITOR-FXD
.OlUF
+80-20%
1DOVDC
CER
805-504
Y5V
1032
CAPACITOR-FXD
.OlUF
+80-20%
1OOVDC
CER
805-504
Y5V
1032
CAPACITOR-FXD
.OlUF
+80-20%
1DOVDC
CER
805-504
Y5V
1032
CAPACITOR-FXO
.OlUF
+80-20X
1OOVDC
CER
805-504
Y5V
1032
CAPACITOR-FXD
.OlUF
+80-20%
1OOVDC
CER
805-504
Y5V
1032
CAPACITOR-FXD
.OlUF
+80-20%
1OOVDC
CER
805-504
Y5V
1032
CAPACITOR-FXD
.OlUF
+80-20%
1DOVDC
CER
805-504
Y5V
1032
CAPACITOR-FXD
.OlUF
+80-20%
1OOVDC
CER
805-504
Y5V
1032
CAPACITOR-FXD
.OlUF
+80-20%
1OOVOC
CER
805-504
Y5V
1032
CAPACITOR-FXD
.DlUF
+80-20%
1OOVDC
CER
805-504
Y5V
1032
CAPACITOR-FXD
.OlUF
+80-20%
1OOVDC
CER
805-504
Y5V
1032
CAPACITOR-FXD
.OlUF
+80-20%
IODVDC
CER
805-504
Y5V
1032
CAPACITOR-FXD
.DlUF
+80-20X
1OOVDC
CER
805-504
Y5V
1032
CAPACITOR-FXD
.022UF
+80-20% IOOVDC CER
562CZClOlAH223ZA23
CAPACITOR-FXD
.022UF
+80-20%
1ODVDC
CER
562CZClOlAH223ZA23
CAPACITOR-FXD
.OlUF
+80-20%
1OOVDC
CER
805-504
Y5V
1032
CAPACITOR-FXD
.OlUF
+80-20%
1OOVDC
CER
CAPACITOR-FXD
.022UF
+80-20x
1DOVDC
CER
CAPACITOR-FXD
.OlUF
+80-20%
1OOVDC
CER
:AP-FXD
8.2pF
500 V
805-504
Y5V
1032
562CZClOlAH223ZA23
805-504
Y5V
1032
52763
:APACITDR-FXD
.DlUF
+80-20%
1DOVDC
CER
805-504
Y5V
1032
:APACITOR-FXD
.D22UF
+80-20X
IOOVDC CER
562CZClOlAH223ZA23
:APACITOR-FXD
.OlUF
+80-20%
1OOVDC
CER
805-504
Y5V
1032
:APACITOR-FXD
.OlUF
+80-20%
1DOVDC
CER
805-504
Y5V
1032
:APACITOR-FXD
.OlUF
+80-20%
1ODVDC
CER
805-504
Y5V
1032
:APACITOR-FXD
.OlUF
+80-20%
1OOVDC
CER
805-504
Y5V
1032
:APACITOR-FXD
.OlUF
+80-20%
1OOVDC
CER
805-504
Y5V
1032
:APACITOR-FXD
.OlUF
+80-20%
1OOVDC
CER
805-504
Y5V
1032
:APACITOR-FXD
.OlUF
+80-20%
1OOVDC
CER
805-504
Y5V
1032
:APACITOR-FXD
.OlUF
+80-20%
1OOVDC
CER
805-504
Y5V
1032
:APACITOR-FXD
.OlUF
+80-20%
1OOVDC
CER
805-504
Y5V
1032
*Indicates factoy-selected value
85662-6000!9
Parts List
Page 1 of 6
Reference
Designation
A4A3
HP Part
Number
85662-6OOD!
9
A4A3Cl
A4A3C2
A4A3C3
A4A3C4
A4A3C5
0160-2055
9
0160-2055
9
0160-2055
9
0160-2055
9
0160-2055
9
A4A3C6
0160-2055
9
A4A3C7 0160-2244
8
A4A3C8
0160-2055
9
A4A3C9
0160-2236
8
A4A3ClO
0160-2055
9
A4A3Cll 0160-2055
A4A3C12
0160-2055
A4A3C13 0160-2055
A4A3C14
0160-2055
A4A3C15
3160-2055
A4A3C16
3160-2055
A4A3C17
1160-2055
A4A3C18
X60-2055
A4A3C19 1160-2055
A4A3C20
1160-2055
A4A3C23 1160-2055
A4A3C24 1160-2055
A4A3C25 1160-2055
A4A3C26 1160-2055
A4A3C27 1160-2055
A4A3C28
1160-2055
A4A3C29
1160-2055
A4A3C3
1 1160-4297
44A3C32
1160-4297
44A3C33
1160-2055
44A3C34
1160-2055
44A3C37
1160-4297
44A3C38
1160-2055
44A3C39
1160-2255
\4A3C40
1160-2055
\4A3C41 1160-4297
\4A3C42 1160-2055
\4A3C43
160-2055
\4A3C44
160-2055
\4A3C45
160-2055
\4A3C46
160-2055
\4A3C47
160-2055
L4A3C48
160-2055
14A3C49
160-2055
\4A3C50
160-2055
9
3
3
3
3
3
3
3
3
3
I
3
3
1
I
I
1
i
i
I
I
i
:
1
:
:
1
:
1
1
1
1
I
I
;H
1
1
1
1
1
1
1
1
1
1
1
1
1
1
1
1
1
1
1
1
1
1
1
1
1
1
1
1
1
1
1
1
1
1
1
1
1
1
1
1
1
1
1
I
I
I

HP Part Number 85662-60009
A4A3 Log Amplifier-Fitter
Reference
HPPart
C
Designation
Number D
w
Description
Mti
Mfr
Part
Code Number
A4A3C51*
0160-3533
0
1
CAPACITOR-FXD 470PF +-5% 300VDC MICA
D+7
09023
CD15FD471J03
A4A3C52*
0160-2252 8
1
CAPACITOR-FXD 6.2pF
500V
52763
A4A3C53* 0160-0839
3
1
CAP-FXD 300 V
1lOpF
MICA
09023
CD15FDlllF03
A4A3C54 0160-0455
9
1
CAP-FXD 18pF 600 V 301-648-U2JO-1106
A4A3C55 0121-0493
3
1
CAPACITOR-V TRMR-AIR
1.7-1lPF
175V PC-MT
74970
187-0306-125
A4A3C56
0160-2251
7
1
CAP-FXD
5.6pF
500 V
52763
A4A3C57
0160-2236
8
1
CAP-FXD
1pF
500
V
52763
A4A3C58
0160-2262
0
1
CAP-FXD 16pF 500 V
52763
A4A3C59 0160-2252
8
1
CAP-FXD
6.2pF
500 V
52763
A4A3C61
0160-2055
9
1
CAPACITOR-FXD
.OlUF
+80-20%
1OOVDC
CER
805-504
Y5V
1032
A4A3C62
0160-2055
9
1
CAPACITOR-FXD
.OlUF
+BO-20%
1OOVDC
CER
805-504
Y5V
1032
A4A3C63
0160-2055
9
1
CAPACITOR-FXD
.OlUF
+8D-20%
1ODVDC
CER
805-504
Y5V
1032
A4A3C65 0160-2055
9
1
CAPACITOR-FXD
.DlUF
+80-20%
1ODVDC
CER
805-504
Y5V
1032
A4A3C66 0160-4297
5
1
CAPACITOR-FXD
.022UF
+8D-20%
IOOVDC
CER
562CZClOlAH223ZA23
A4A3C67
0160-2055
9
1
CAPACITOR-FXD
.OlUF
+80-20%
1OOVDC
CER
805-504
Y5V
1032
A4A3C68 0160-2055
9
1
CAPACITOR-FXD
.OlUF
+80-20%
1OOVDC
CER
805-504
Y5V
1032
A4A3C69
0160-2055
9
1
CAPACITOR-FXD
.OlUF
+80-20%
1OOVDC CER
805-504
Y5V
1032
A4A3CJO 0160-2055
9
1
CAPACITOR-FXD
.DlUF
+80-20%
1OOVDC
CER
805-504
Y5V
1032
A4A3C71 0160-4297
5
1
CAPACITOR-FXD
.022UF
+80-20%
1OOVDC
CER
562CZClOlAH223ZA23
A4A3CRl 1901-0047 8
1
DIODE-SWITCHING 20V 75MA
1ONS
DO-35 71468
A4A3CR2 1901-0047
8
1
DIODE-SWITCHING 20V 75MA
1DNS
DO-35
71468
A4A3CR3 1901-0047
8
1
DIODE-SWITCHING 20V 75MA
1ONS
DO-35
71468
A4A3CR4
1901-0047
8
1
DIODE-SWITCHING 20V 75MA IONS DO-35
71468
A4A3CR5 85662-80026
2
1
DIODE-SWITCHING DTC-SELECTED 1901-0050
28480
85662-80026
A4A3CR6
85662-80026
2
1
DIODE-SWITCHING DTC-SELECTED
1901-0050 28480
85662-80026
A4A3CR7
19Dl-1085
6
1
DIODE-SCHOTTKY SM SIG
28480
A4A3CR8
1901-1085
6
1
DIODE-SCHOTTKY
St4
SIG
28480
A4A3CR9
1901-1085
6
1
DIODE-SCHOTTKY SM SIG
28480
A4A3CRlO
1901-1085
6
1
DIODE-SCHOTTKY SM SIG
28480
A4A3CRll
1901-1085
6
1
DIODE-SCHOTTKY SM SIG
28480
A4A3CR12 1901-1085
6
1
DIODE-SCHOTTKY
St4
SIG
28480
A4A3CR13
1901-1085
6
1
DIODE-SCHOTTKY SM SIG
28480
A4A3CR14 1901-1085
6
1
DIODE-SCHOTTKY SM SIG
28480
A4A3CR15 1901-1085
6
1
DIODE-SCHOTTKY SM SIG
28480
A4A3CR16 1901-1085
6
1
DIODE-SCHOTTKY SM SIG
28480
A4A3CR17
1901-1085
6
1
DIODE-SCHOTTKY SM SIG
28480
A4A3CR18 1901-1085
6
1
DIODE-SCHOTTKY SM SIG
28480
A4A3CR19
1901-1085
6
1
DIODE-SCHOTTKY SM SIG
28480
A4A3CR20
1901-1085
6
1
DIODE-SCHOTTKY SM SIG
28480
A4A3CR21
1901-1085
6
1
DIODE-SCHOTTKY SM SIG
28480
A4A3CR22 19Dl-1085
6
1
DIODE-SCHOTTKY SM SIG
28480
A4A3CR23
1901-1085
6
1
DIODE-SCHOTTKY SM SIG
28480
A4A3CR24
1901-1085
6
1
DIODE-SCHOTTKY SM SIG
28480
A4A3CR25 19D1-1085
6
1
DIODE-SCHOTTKY SM SIG
28480
A4A3CR26 1901-1085 6
1
DIODE-SCHOTTKY SM SIG
28480
A4A3CR27 1901-1070
9
1
DIODE-PIN
1lOV 28480
A4A3CR28 1901-1070
9
1
DIODE-PIN
1lOV 28480
A4A3CR29 1901-1070
9
1
DIODE-PIN
1lOV 28480
85662-6OOO!J
Parts Lit
Page 2 of 6
*Indicates
fwtoy-selected
value

HP Part Number 85662-60009
A4A3 Log Amplifier-Filter
Reference
HPPart
C
Designation Number
DW
Description Mfr Mfr Part
Code Number
A4A3CR30
1901-1070
9
1
DIODE-PIN
1lOV 28480
A4A3CR31 1901-0047
8
1
DIODE-SWITCHING 20V 75MA
1ONS
DO-35
71468
A4A3El 9170-0029
3
1
CORE-SHIELDING BEAD
02114 56-590-65A2/4A
A4A3E2
9170-0029
3
1
CORE-SHIELDING BEAD
02114
56-590-65A2/4A
A4A3E3
9170-0029
3
1
CORE-SHIELDING BEAD
02114
56-590-65A2/4A
A4A3E4
9170-0029
3
1
CORE-SHIELDING BEAD
02114
56-590-65A2/4A
A4A3E5
9170-0029
3
1
CORE-SHIELDING BEAD
02114 56-590-65A2/4A
A4A3E6
9170-0029
3
1
CORE-SHIELDING BEAD
02114 56-590-65A2/4A
A4A3E7
9170-0029
3
1
CORE-SHIELDING BEAD
02114
56-590-65A2/4A
A4A3E8
9170-0029
3
1
CORE-SHIELDING BEAD
02114 56-590-65A2/4A
A4A3E9
9170-0029
3
1
CORE-SHIELDING BEAD
02114
56-590-65A2/4A
A4A3ElO
9170-0029
3
1
CORE-SHIELDING BEAD
02114
56-590-65A2/4A
A4A3E12
9170-0029
3
1
CORE-SHIELDING BEAD
02114 56-590-65A2/4A
A4A3Ll 9100-1619
2
1
INDUCTOR RF-CH-MLD
6.8UH
+-lo%
.166D-INX 99800 1537-32
A4A3L2
9140-0105
3
1
INDUCTOR RF-CH-MLD
8.2UH
+-lo%
.166D-INX 99800 1537-34
A4A3L3
9140-0105
3
1
INDUCTOR RF-CH-MLD
8.2UH
+-lo%
.166D-INX 99800 1537-34
A4A3L4
9140-0105
3
1
INDUCTOR RF-CH-MLD
8.2UH
+-lo%
.166D-INX 99800 1537-34
A4A3L5
9140-0105
3
1
INDUCTOR RF-CH-MLD
8.2UH
+-lo%
.166D-INX 99800 1537-34
A4A3L6
9100-1618
1
1
INDUCTOR RF-CH-MLD
5.6UH
+-lo%
.166D-INX 99800 1537-30
A4A3L7
9100-1618
1 1
INDUCTOR RF-CH-MLD
5.6UH
+-lo%
.166D-INX 99800 1537-30
A4A3L8
9100-1618
1
1
INDUCTOR RF-CH-MLD
5.6UH
+-lo%
.166D-INX 99800 1537-30
A4A3L9 9100-1618
1
1
INDUCTOR RF-CH-MLD
5.6UH
+-lo%
.166D-INX 99800 1537-30
A4A3LlO 9100-1618
1
1
INDUCTOR RF-CH-MLD
5.6UH
+-lo%
.166D-INX 99800 1537-30
A4A3Lll 9100-1618
1
1
INDUCTOR RF-CH-MLD
5.6UH
+-lo%
.166D-INX 99800 1537-30
A4A3L12 9100-1623
8
1
INDUCTOR RF-CH-MLD 27UH +-5X
.166D-INX.3 99800 1537-48
A4A3L13 9140-0105
3
1
INDUCTOR RF-CH-MLD
8.2UH
+-lo%
.166D-INX 99800 1537-34
A4A3L14 9100-3854
1
1
INDUCTOR 400NH
+-lo%
.3D-INXl.OlGLG-IN
R4A3L15
R4A3L16
44A3MPl
44A3MP2
44A3MP3
9140-0111
1
1
INDUCTOR RF-CH-MLD
3.3UH
+-lo%
.166D-INX 99800 1537-24
9140-0098
3
1
INDUCTOR RF-CH-MLD
2.2UH
+-lo%
.166D-INX 99800 1537-20
6960-0069
3
1
PLUG-HOLE CNCL-HD FOR
.125-D-HOLE
NYL
02768 207-080501-00-0101
NOT
ASSIGNED
6960-0069
3
1
PLUG-HOLE CNCL-HD FOR
.125-D-HOLE
NYL
02768 207-080501-00-0101
44A3MP4 6960-0069
3
1
PLUG-HOLE CNCL-HD FOR
.125-D-HOLE
NYL
02768 207-080501-00-0101
94A3Ql
1854-0345
8
1
TRANSISTOR NPN
2N5179
SI TO-72 PD=ZOOMW
04713 2N5179
44A3Q2
1853-0007
7 1
TRANSISTOR PNP 213251 SI TO-18 PD=360MW
04713 213251
\4A393
1854-0019
3
1
TRANSISTOR NPN SI TO-18 PD=360MW
04713
\4A3Q4
1854-0019
3
1
TRANSISTOR NPN SI TO-18 PD=36OMW
04713
\4A3Q5
1853-0007
7 1
TRANSISTOR PNP
2N3251
SI TO-18 PD=360MW
04713 2N3251
\4A3Q6
1854-0019
3
1
TRANSISTOR NPN SI TO-18 PD=360MW
04713
\4A3Q7
1854-0019
3
1
TRANSISTOR NPN SI TO-18 PD=360MW
04713
\4A3Q8
1854-0019
3
1
TRANSISTOR NPN SI TO-18 PD=360MW
04713
\4A3Q9
1854-0019
3
1
TRANSISTOR NPN SI TO-18 PD=36OMW
04713
\4A3QlO
1854-0019
3
1
TRANSISTOR NPN SI TO-18 PD=360MW
04713
\4A3Qll
1854-0019
3
1
TRANSISTOR NPN SI TO-18 PD=36OMW
04713
L4A3Q12
1854-0019
3
1
TRANSISTOR NPN SI TO-18 PD=360MW
04713
L4A3Q13
1854-0019
3
1
TRANSISTOR NPN SI TO-18 PD=360MW
04713
14A3Q14
1854-0686
0
1
TRANSISTOR NPN SI TO-72 PD=200MW FT=4GHZ
25403
*Indicates
facto~selected
value
85662-m
Parts
List
Page 3 of 6

HP Part Number 85662-60009
A4A3 Log Amplifier-Filter
Reference
HP Part C
Mfr
Mfr Part
Designation
Number D
Qty Description Code Number
A4A3Q15
1853-0007 7 1
TRANSISTOR PNP 213251
SI
TO-18 PD=360MW
04713 2N3251
A4A3Q16
1854-0404 0 1
TRANSISTOR NPN
SI
TO-18
PD=360MW 04713
A4A3Q17
1854-0404 0 1
TRANSISTOR NPN SI TO-18
PD=360MW 04713
A4A3Q18
1854-0019 3 1
TRANSISTOR NPN SI TO-18
PD=360MW 04713
A4A3Q19
1853-0405 9 1
TRANSISTOR PNP SI
PD=JOOMW
FT=850MHZ 04713 2N4209
A4A3R2
0757-0346 2 1
RESISTOR 10 +-1%
.125W
TF TC=O+-100
91637 CMF-55-1, T-l
A4A3R4
0757-0346 2 1
RESISTOR 10 +-1%
.125W
TF TC=O+-100
91637 CMF-55-1, T-l
A4A3R5
0757-0346 2 1
RESISTOR 10 +-1%
.125W
TF
TC=O+-100
91637 CMF-55-1. T-l
A4A3R6
0757-0346 2 1
RESISTOR 10 +-I%
.125W
TF TC=O+-100
91637 CMF-55-1. T-l
A4A3R7
0757-0346 2
1
RESISTOR 10 +-I%
.125W
TF TC=O+-100
91637 CMF-55-1, T-l
A4A3R8
0757-0401 0 1
RESISTOR 100 +-1%
.125W
TF TC=O+-100
19701
SFR25H
A4A3R9
0757-0439 4 1
RESISTOR 6.81K +-I%
.125W
TF TC=D+-100
19701
SFR25H
A4A3RlO
0698-3444 1 1
RESISTOR 316 1%
.125W
TF TC=O+-100
19701
SFR25H
A4A3Rll
0698-3439 4 1
RESISTOR 178 1%
.125W
TF TC=O+-100
19701
SFR25H
A4A3R12
0698-3429 2 1
RESISTOR 19.6 1%
.125W
TF TC=O+-100
19701
SFR25H
A4A3R13
0757-0279 0 1
RESISTOR 3.16K +-1%
.125W
TF TC=O+-100
19701
SFR25H
A4A3R14
0757-0279 0 1
RESISTOR 3.16K +-1%
.125W
TF TC=O+-100
19701
SFR25H
A4A3R15*
0757-0394 0 1
RESISTOR 51.1 +-1X
.125W
TF TC=O+-100
19701
SFR25H
A4A3R16
0698-0083 8 1
RESISTOR
1.96K
1%
.125W
TF TC=O+-100
19701
SFR25H
A4A3R17
0698-0085 0 1
RESISTOR 2.61K 1%
.125W
TF TC=O+-100
19701
SFR25H
A4A3R19
0757-0439 4 1
RESISTOR 6.81K +-1%
.125W
TF TC=O+-100
19701
SFR25H
A4A3R20
0698-3444 1 1
RESISTOR 316 1%
.125W
TF TC=O+-100
19701
SFR25H
A4A3R21
0698-3429 2 1
RESISTOR 19.6 1%
.125W
TF TC=O+-100
19701
SFR25H
A4A3R22
0698-3439 4 1
RESISTOR 178 1%
.125W
TF TC=O+-100
19701
SFR25H
A4A3R23
0757-0274 5 1
RESISTOR
1.21K
+-1%
.125W
TF TC=O+-100
19701
SFR25H
A4A3R24
0757-0279 0 1
RESISTOR 3.16K +-1%
.125W
TF TC=O+-100
19701
SFR25H
A4A3R25*
0757-0394 0 1
RESISTOR 51.1 +-1%
.125W
TF TC=O+-100
19701
SFR25H
A4A3R26
0698-0085 0 1
RESISTOR 2.61K 1%
.125W
TF TC=O+-100
19701
SFR25H
A4A3R27
0698-0083 8 1
RESISTOR
1.96K
1%
.125W
TF TC=O+-100
19701
SFR25H
A4A3R29*
0698-3440 7 1
RESISTOR 196 1%
.125W
TF TC=O+-100
19701
SFR25H
A4A3R30
0698-3444 1 1
RESISTOR 316 1%
.125W
TF
TC=O+-ID0 19701
SFR25H
A4A3R31
0698-3444 1 1
RESISTOR 316 1%
.125W
TF
TC=O+-100 19701
SFR25H
A4A3R32
0757-0439 4 1
RESISTOR 6.81K +-1%
.125W
TF TC=O+-100
19701
SFR25H
A4A3R33
0757-0279 0 1
RESISTOR 3.16K +-1%
.125W
TF TC=O+-100
19701
SFR25H
A4A3R34
0757-0279 0 1
RESISTOR 3.16K +-1%
.125W
TF TC=O+-100
19701
SFR25H
A4A3R35*
0757-0180
2 1
RESISTOR 31.6 +-1%
.125W
TF TC=O+-100
19701
SFR25H
A4A3R36
0757-0440 7 1
RESISTOR
7.5K
+-1%
.125W
TF TC=O+-100
19701
SFR25H
A4A3R37
0757-0440 7 1
RESISTOR 7.5K +-I%
.125W
TF TC=O+-100
19701
SFR25H
A4A3R38*
0698-3443 0 1
RESISTOR 287 1%
.125W
TF TC=D+-100
19701
SFR25H
A4A3R39
0698-3446 3 1
RESISTOR 383 1%
.125W
TF TC=O+-100
19701
SFR25H
A4A3R40
0698-3444 1 1
RESISTOR 316 1%
.125W
TF TC=O+-100
19701
SFR25H
A4A3R41
0757-0439 4 1
RESISTOR 6.81K +-1%
.125W
TF TC=O+-100
19701
SFR25H
A4A3R42
0757-0279 0 1
RESISTOR 3.16K +-1%
.125W
TF TC=O+-100
19701
SFR25H
A4A3R43
0757-0279 0 1
RESISTOR 3.16K +-1%
.125W
TF TC=O+-100
19701
SFR25H
R4A3R44
0757-0447 4 1
RESISTOR
16.2K
+-1%
.125W
TF TC=O+-100
19701
SFR25H
44A3R45
0757-0447 4 1
RESISTOR
16.2K
+-1%
.125W
TF TC=O+-100
19701
SFR25H
44A3R47*
0757-0279 0 1
RESISTOR 3.16K +-1%
.125W
TF TC=O+-100
19701
SFR25H
44A3R48
0698-3444 1 1
RESISTOR 316 1%
.125W
TF TC=O+-100
19701
SFR25H
85662-60009
Parts
List
*Indicates facto y-selected value
Page4of6

Reference
Designatior HP Part
Number
A4A3R49
A4A3R50
0757-0439
0757-0279
A4A3R51 0757-0279
A4A3R52
0757-0447
A4A3R53 0757-0447
A4A3R54*
0757-0399
A4A3R57 0757-0442
A4A3R59
0757-0439
1
A4A3R60
0698-0084
!
A4A3R61 0698-0082
;
A4A3R62
0757-0274
!
A4A3R63
0757-0439
1
A4A3R64
0698-3439
1
A4A3R65
0757-0274
t
A4A3R66*
0757-0466
i
A4A3R67
2100-3054
E
A4A3R68
0698-0082
7
A4A3R69
0698-3444
1
A4A3R70
0757-0416
7
A4A3R71 0757-0394
C
A4A3R72 0757-0280
3
A4A3R73
0757-0418
9
A4A3R74*
0757-0279
0
A4A3R76
0757-0442
9
A4A3R77
0757-0442
9
A4A3R78
3757-0442
9
A4A3R79*
3757-0458
7
A4A3R80*
3698-0083
8
A4A3R81*
3757-0447
4
A4A3R82 3757-0279
0
A4A3R83
!lOO-3161
6
A4A3R84
1757-0279
0
A4A3R85
A4A3R87
A4A3R88
A4A3R89
A4A3R90
1757-0442
9
1757-0346
2
1698-3160
8
1757-0280
3
1757-0465
6
A4A3R92
1757-0442
A4A3R93
1757-0280
A4A3TPl
1251-0600
A4A3TP2
!251-0600
A4A3TP3
.251-0600
44A3TP4
.251-0600
R4A3TP5
.251-0600
44A3TP6
.251-0600
44A3TP7
.251-0600
44A3TP8
.251-0600
9
3
0
0
0
3
3
3
3
3
at
1
1
1
1
1
1
1
1
1
1
1
1
1
1
1
1
1
1
1
1
1
1
1
1
1
1
1
1
1
1
1
1
1
1
1
1
1
1
1
1
1
1
1
1
1
1
1
A4A3 Log Amplifier-Filter
Description
Mfr Mfr Part
Code
Number
RESISTOR 6.81K +-1%
.125W
TF TC=O+-100
19701
SFR25H
RESISTOR 3.16K +-1%
.125W
TF TC=O+-100
19701
SFR25H
RESISTOR 3.16K +-1%
.125W
TF TC=O+-100
19701
SFR25H
RESISTOR
16.2K
+-1%
.125W
TF TC=O+-100
19701
SFR25H
RESISTOR
16.2K
+-1%
.125W
TF TC=O+-100
19701
SFR25H
RESISTOR 82.5 +-1%
.125W
TF
TC=O+-100
19701
SFR25H
RESISTOR
1OK
+-1%
.125W
TF TC=O+-100
19701
SFR25H
RESISTOR
6.81K
+-1%
.125W
TF TC=O+-100
19701
SFR25H
RESISTOR
2.15K
1%
.125W
TF TC=D+-100
19701
SFR25H
RESISTOR 464 1%
.125W
TF TC=O+-100
19701
SFR25H
RESISTOR
1.21K
+-1%
.125W
TF TC=O+-100
19701
SFR25H
RESISTOR
6.81K
+-1%
.125W
TF TC=O+-100
19701
SFR25H
RESISTOR 178 1%
.125W
TF TC=O+-100
19701
SFR25H
RESISTOR
1.21K
+-1%
.125W
TF TC=O+-100
19701
SFR25H
RESISTOR
1lOK
+-1%
.125W
TF TC=O+-100
19701
SFR25H
RESISTOR-TRMR 50K 10% TKF SIDE-ADJ
17-T6
73138 89PR50K
RESISTOR 464 1%
.125W
TF TC=O+-100
19701
SFR25H
ZESISTOR
316 1%
.125W
TF TC=O+-100
19701
SFR25H
?ESISTDR
511 +-1%
.125W
TF TC=O+-100
19701
SFR25H
7ESISTOR
51.1 +-1%
.125W
TF TC=O+-100
19701
SFR25H
?ESISTOR
1K
+-1%
.125W
TF TC=O+-100
19701
SFR25H
IESISTOR
619 +-1%
.125W
TF TC=O+-100
19701
SFR25H
2ESISTOR
3.16K
+-1%
.125W
TF TC=D+-100
19701
SFR25H
ZESISTOR
10K
+-1%
.125W
TF TC=O+-100
19701
SFR25H
tESISTOR
1OK
+-1%
.125W
TF TC=O+-100
19701
SFR25H
ZESISTOR
IOK
+-1%
.125W
TF TC=O+-100
19701
SFR25H
IESISTOR
51.1K
+-1%
.125W
TF TC=O+-100
19701
SFR25H
iESISTOR
1.96K
1%
.125W
TF TC=O+-100
19701
SFR25H
lESISTOR
16.2K
+-1%
.125W
TF TC=O+-100
19701
SFR25H
lESISTOR
3.16K
+-1%
.125W
TF TC=O+-100
19701
SFR25H
IESISTOR-TRMR
20K 10% TKF SIDE-ADJ 17-TR
73138 89PR20K
lESISTOR
3.16K
+-1%
.125W
TF TC=O+-100
19701
SFR25H
LESISTDR
1DK
+-1%
.125W
TF
TC=O+-100
19701
SFR25H
lESISTOR
10
+-1%
.125W
TF TC=O+-100
91637 CMF-55-l. T-l
LESISTOR
31.6K
1%
.125W
TF TC=O+-100
19701
SFR25H
IESISTOR
1K
+-1%
.125W
TF TC=O+-100
19701
SFR25H
IESISTOR
1OOK
+-1%
.125W
TF TC=O+-100
19701
SFR25H
!ESISTDR
1DK
+-1%
.125W
TF TC=O+-100
19701
SFR25H
!ESISTOR
1K
+-1%
.125W
TF TC=O+-100
19701
SFR25H
:ONNECTOR-SGL
CONT PIN
1.14-MM-BSC-SZ
SQ 27264 16-06-0034
:ONNECTOR-SGL
CONT PIN
1.14-MM-BSC-SZ
SQ 27264 16-06-0034
:ONNECTOR-SGL
CONT PIN
1.14-MM-BSC-SZ
SQ 27264 16-06-0034
:ONNECTOR-SGL
CONT PIN
1.14-MM-BSC-SZ
SQ 27264 16-06-0034
:ONNECTDR-SGL
CONT PIN
1.14-MM-BSC-SZ
SQ 27264 16-06-0034
:ONNECTOR-SGL
CONT PIN
1.14-MM-BSC-SZ
SQ 27264 16-06-0034
:ONNECTOR-SGL
CONT PIN
1.14-MM-BSC-SZ
SQ 27264 16-06-0034
:ONNECTDR-SGL
CONT PIN
1.14-MM-BSC-SZ
SQ 27264 16-06-0034
*Indicates factoryselected value
85662~6ooo9
parts
List
Page 5 of 6

HP Part Number 85662160009
A4A3 Log Amplifier-Filter
Reference
HPPart C
Designation
Number D
Oty
Description Mfr
Mff
Part
Code Number
A4A3TP9 1251-0600
0
1
CONNECTOR-SGL CONT PIN
1.14~MM-BSC-SZ SQ 27264 16-06-0034
A4A3TPlO 1251-0600
0
1
CONNECTOR-SGL CONT PIN
1.14~MM-BSC-SZ
SQ
27264 16-06-0034
A4A3TPll
1251-0600
0
1
CONNECTOR-SGL CONT PIN
1.14~MM-BSC-SZ SQ 27264 16-06-0034
A4A3TP12 0360-0124
3
1
CONNECTOR-SGL CONT PIN
.04-IN-BSC-SZ
RND 97300
A4A3Ul
1826-1058
3
1
IC OP AMP GP
8-TO-99
PKG
06665 OP-OZCJ
A4A3VRl
1902-0126
6
1
DIODE-ZNR
2.61V
5% DO-7
PD=.4W
TC=-.072%
04713
A4A3VR2
1902-0579
3
1
DIODE-ZNR
5.1V
5%
PD=lW
IR=lOUA 04713
A4A3VR3
1902-0041
4
1
DIODE-ZNR
5.11V
5% DO-35
PD=.4W 04713
85662-6ooo9
parts
List
Page 6 of 6
*Indicates factory-selected value

Reference
Designation
HP Part
Number
A4A3 85662-6024E
A4A3Cl
0160-2055
A4A3C2 0160-2055
A4A3C3
0160-2055
A4A3C4
0160-2055
A4A3C5 0160-2055
A4A3C6 0160-2055
A4A3C7 0160-2244
A4A3C8
0160-2055
A4A3C9
0160-2236
A4A3ClO
0160-2055
A4A3Cll
A4A3C12
A4A3C13
A4A3C14
A4A3C15
0160-2055
0160-2055
0160-2055
D160-2055
D160-2055
A4A3C16
3160-2055
A4A3C17
3160-2055
A4A3C18
3160-2055
A4A3C19
1160-2055
A4A3C20
1160-2055
A4A3C23
1160-2055
A4A3C24
1160-2055
A4A3C25
1160-2055
A4A3C26
1160-2055
A4A3C27 1160-2055
A4A3C28 1160-2055
A4A3C29 1160-2055
A4A3C3
1
1160-4297
A4A3C32 1160-4297
A4A3C33 )160-2055
R4A3C34 1160-2055
44A3C37
1160-4297
44A3C38
1160-2055
44A3C39
1160-2255
94A3C40
1160-2055
44A3C41
1160-4297
44A3C42
1160-2055
44A3C43
1160-2055
44A3C44
1160-2055
\4A3C45
1160-2055
\4A3C46
1160-2055
\4A3C47 1160-2055
\4A3C48 160-2055
\4A3C49
160-2055
\4A3C50
160-2055
t
I
4
,
,
,
!
!
I
!
I
c
E
C
C
5
s
9
9
9
9
9
9
9
9
9
9
9
9
5
5
9
9
5
9
1
9
5
3
3
3
3
3
3
3
3
3
Qt
1
1
1
1
1
1
1
1
1
1
1
1
1
1
1
1
1
1
1
1
1
1
1
1
1
1
1
1
1
1
1
1
1
1
1
1
1
1
1
1
1
1
1
1
1
1
A4A3 Log Amplifier-Filter
Description Mfr
Mfr
Part
Code Number
BOARD ASSEMBLY, LOG AMPLIFIER-FILTER
(SERIAL PREFIXES: 3001A AND ABOVE)
2848C
85662-60246
CAPACITOR-FXD
.OlUF
+BO-20%
1OOVDC
CER
805-504
Y5V
1032
CAPACITOR-FXD
.OlUF
+80-20%
1OOVDC
CER 805-504
Y5V
1032
CAPACITOR-FXD
.OlUF
+BO-20%
1OOVDC
CER
805-504
Y5V
1032
CAPACITOR-FXD
.DlUF
+80-20%
1OOVDC
CER 805-504
Y5V
1032
CAPACITOR-FXD
.OlUF
+80-20%
1OOVDC
CER 805-504
Y5V
1032
CAPACITOR-FXD
.OlUF
+80-20%
1OOVDC
CER
CAP-FXD
3pF
500 V
805-504
Y5V
1032
CAPACITOR-FXD
.DlUF
+80-20%
1OOVDC
CER
CAP-FXD
1pF
500 V
52763
52763
805-504
Y5V
1032
CAPACITOR-FXD
.OlUF
+80-20%
1OOVDC
CER 805-504
Y5V
1032
CAPACITOR-FXD
.OlUF
+80-20%
1OOVDC
CER
805-504
Y5V
1032
CAPACITOR-FXD
.OlUF
+80-20%
1OOVDC
CER 805-504
Y5V
1032
CAPACITOR-FXD
.OlUF
+80-20%
1OOVDC
CER
805-504
Y5V
1032
CAPACITOR-FXD
.DlUF
+BO-20%
1OOVDC
CER
805-504
Y5V
1032
CAPACITOR-FXD
.OlUF
+80-20%
1DOVDC
CER 805-504
Y5V
1032
CAPACITOR-FXD
.OlUF
+80-20%
1OOVDC
CER 805-504
Y5V
1032
CAPACITOR-FXD
.OlUF
+80-20%
1OOVDC
CER 805-504
Y5V
1032
CAPACITOR-FXD
.OlUF
+80-20%
1OOVDC
CER 805-504
Y5V
1032
CAPACITOR-FXD
.OlUF
+80-20%
1OOVDC
CER 805-504
Y5V
1032
:APACITOR-FXD
.OlUF
+80-20%
1OOVDC
CER 805-504
Y5V
1032
:APACITOR-FXD
.OlUF
+80-20%
1OOVDC
CER
805-504
Y5V
1032
:APACITOR-FXD
.OlUF
+80-20%
1OOVDC
CER 805-504
Y5V
1032
:APACITOR-FXD
.OlUF
+80-20%
1OOVDC
CER 805-504
Y5V
1032
:APACITOR-FXD
.OlUF
+80-20%
1OOVDC
CER 805-504
Y5V
1032
:APACITOR-FXD
.OlUF
+80-20%
1OOVDC
CER 805-504
Y5V
1032
:APACITOR-FXD
.OlUF
+80-20%
1OOVDC
CER
805-504
Y5V
1032
:APACITOR-FXD
.OlUF
+80-20%
1OOVDC
CER
805-504
Y5V
1032
:APACITOR-FXD
.D22UF
+BD-20%
1OOVDC
CER
562CZClOlAH223ZA23
:APACITOR-FXD
.022UF
+80-20%
1DOVDC
CER
562CZClOlAH223ZA23
:APACITOR-FXD
.OlUF
+80-20%
1OOVDC
CER
805-504
Y5V
1032
:APACITOR-FXD
.OlUF
+80-20%
1OOVDC
CER
:APACITOR-FXD
.022UF
+80-20%
1OOVDC
CER
:APACITOR-FXD
.OlUF
+80-20%
1OOVDC
CER
:AP-FXD
8.2pF
500 V
805-504
Y5V
1032
562CZClOlAH223ZA23
805-504
Y5V
1032
52763
:APACITOR-FXD
.OlUF
+80-20%
1ODVDC
CER 805-504
Y5V
1032
:APACITOR-FXD
.022UF
+80-20%
1OOVDC
CER
562CZClOlAH223ZA23
:APACITOR-FXD
.OlUF
+80-20%
1OOVDC
CER 805-504
Y5V
1032
:APACITOR-FXD
.OlUF
+80-20%
1OOVDC
CER 805-504
Y5V
1032
:APACITOR-FXD
.OlUF
+80-20%
1OOVDC
CER 805-504
Y5V
1032
:APACITOR-FXD
.OlUF
+80-20%
1OOVDC
CER 805-504
Y5V
1032
:APACITOR-FXD
.OlUF
+BO-20%
1OOVDC
CER
805-504
Y5V
1032
:APACITOR-FXD
.OlUF
+80-20%
1OOVDC
CER 805-504
Y5V
1032
:APACITOR-FXD
.OlUF
+80-20%
1OOVDC
CER 805-504
Y5V
1032
:APACITOR-FXD
.OlUF
+80-20%
1OOVDC
CER 805-504
Y5V
1032
:APACITOR-FXD
.DlUF
+80-20%
1OOVDC
CER 805-504
Y5V
1032
*Zndicates
factoy-seZected
value
8566240246 Parts List
Page 1 of 6

Reference
Designation
HP
Part
Number
A4A3C51*
0160-3533
A4A3C52*
0160-2252
A4A3C53*
0160-0839
A4A3C54
0160-0455
A4A3C55
0121-0493
A4A3C56
0160-2251
A4A3C57
0160-2236
A4A3C58
0160-2262
A4A3C59
0160-2252
A4A3C61 0160-2055
A4A3C62
0160-2055
,
A4A3C63
D160-2055
,
A4A3C65
0160-2055
!
A4A3C66
3160-4297
I
A4A3C67
3160-2055
<
A4A3C68
1160-2055
!
A4A3C69
1160-2055
c
A4A3C70
1160-2055
(
A4A3C71 1160-4297
I
A4A3CRl L901-0047
;
A4A3CR2
1901-0047
E
A4A3CR3
!901-0047
E
A4A3CR4
.901-0047
E
A4A3CR5
15662-80026
2
A4A3CR6
15662-80026
2
A4A3CR7
.901-1085
E
A4A3CR8
.901-1085
3
A4A3CR9
.901-1085
j
A4A3CRlO
.9Dl-1085
5
A4A3CRll
901-1085
5
A4A3CR12
901-1085
5
A4A3CR13 901-1085
5
A4A3CRl4
901-1085
5
A4A3CR15 901-1085
5
A4A3CR16 901-1085
5
A4A3CR17 901-1085
5
A4A3CR18
901-1085
j
A4A3CR19 901-1085
i
A4A3CR20 901-1085
i
A4A3CR21
901-1085
i
A4A3CR22 901-1085
A4A3CR23
901-1085
A4A3CR24 901-1085
A4A3CR25 901-1085
A4A3CR26 901-1085
A4A3CR27
A4A3CR28
A4A3CR29
901-1070
901-1070
901-1070
8566240246
Parts List
Page2of6
3
1
1
1
1
1
1
1
1
1
1
1
1
1
1
1
1
1
1
1
1
1
1
1
1
1
1
1
1
1
1
1
1
1
1
1
1
1
1
1
1
1
1
1
1
1
1
1
1
A4A3 Log Amplifier-Filter
Description
Mfr Part
Number
CAPACITOR-FXD 470PF +-5% JOOVDC MICA 0+
CAPACITOR-FXD
6.2pF
500V
CAP-FXD
1lOpF
300 V MICA
CAP-FXD 18pF 600 V
CAPACITOR-V TRMR-AIR 1.7-1lPF 175V PC-M
0902;
5276:
0902:
CD15FD471J03
74971
CD15FDlllF03
301-648-U2JO-1106
187-0306-125
CAP-FXD
5.6pF
500 V
CAP-FXD
1pF
500 V
CAP-FXD 16pF 500 V
CAP-FXD
6.2pF
500 V
CAPACITOR-FXD
.OlUF
+80-20%
1OOVDC
CER
5276:
5276:
5276:
5276:
805-504
Y5V
1032
CAPACITOR-FXD
.OlUF
+80-20%
1OOVDC
CER
805-504 Y5V 1032
CAPACITOR-FXD
.OlUF
+80-20%
1OOVDC
CER
805-504
Y5V 1032
CAPACITOR-FXD
.OlUF
+80-20%
1OOVDC
CER
805-504
Y5V 1032
CAPACITOR-FXD
.022UF
+80-20%
1OOVDC
CER
562CZClOlAH223ZA23
CAPACITOR-FXD
.OlUF
+80-20%
1ODVDC
CER
805-504 Y5V 1032
CAPACITOR-FXD
.OlUF
+80-20%
1DOVDC
CER
CAPACITOR-FXD
.OlUF
+80-20%
1OOVDC
CER
CAPACITOR-FXD
.OlUF
+8D-20%
1OOVDC
CER
:APACITOR-FXD
.022UF
+80-20%
1OOVDC
CER
)IODE-SWITCHING
20V 75MA
1ONS
DO-35
805-504 Y5V 1032
805-504 Y5V 1032
805-504 Y5V 1032
562CZClOlAH223ZA23
71468
)IODE-SWITCHING
20V 75MA
1ONS
DO-35
71468
)IODE-SWITCHING
20V 75MA
1ONS
DO-35
71468
)IODE-SWITCHING
20V 75MA
1ONS
DO-35
71468
)IODE-SWITCHING
DTC-SELECTED 1901-0050
28480
JIODE-SWITCHING
DTC-SELECTED 1901-0050
28480
85662-80026
85662-80026
IIODE-SCHOTTKY SM SIG 28480
)IODE-SCHOTTKY
SM SIG
28480
)IODE-SCHOTTKY
SM SIG
28480
)IDDE-SCHOTTKY
SM SIG
28480
)IODE-SCHOTTKY
St4
SIG
28480
IIODE-SCHOTTKY SM SIG 28480
,IODE-SCHOTTKY
SM SIG
28480
IIODE-SCHOTTKY
St4
SIG 28480
IIODE-SCHOTTKY SM SIG 28480
IIODE-SCHOTTKY SM SIG 28480
IIODE-SCHOTTKY
St4
SIG 28480
IIODE-SCHOTTKY SM SIG 28480
IIODE-SCHOTTKY SM SIG 28480
IIODE-SCHOTTKY
SM SIG
28480
IIODE-SCHOTTKY
SM SIG
28480
ilODE-SCHOTTKY
SM SIG
28480
lIODE-SCHOTTKY
SM SIG
28480
'IODE-SCHOTTKY
St4
SIG 28480
IODE-SCHOTTKY SM SIG 28480
IODE-SCHOTTKY SM SIG 28480
IODE-PIN
1lOV 28480
IODE-PIN
1lOV 28480
IODE-PIN
1lOV 28480
*Indicates factory-selected
value

HP Part Number 85662-60246
A4A3 Log Amplifier-Filter
Description Mfr
Mfr Part
Code Number
DIODE-PIN
1lOV
DIODE-SWITCHING 20V 75MA
1ONS
DO-35
2848C
71462
DIODE-SCHOTTKY SM SIG
2848C
DIODE-SCHOTTKY SM SIG
2848C
DIODE-SCHOTTKY SM SIG
2848C
DIODE-SCHOTTKY SM SIG
2848C
CORE-SHIELDING BEAD
CORE-SHIELDING BEAD
CORE-SHIELDING BEAD
CORE-SHIELDING BEAD
CORE-SHIELDING BEAD
02114
56-590-65A2/4A
02114
56-590-65A2/4A
02114
56-590-65A2/4A
02114
56-590-65A2/4A
02114
56-590-65A2/4A
CORE-SHIELDING BEAD
02114
56-590-65A2/4A
CORE-SHIELDING BEAD
02114
56-590-65A2/4A
CORE-SHIELDING BEAD
02114
56-590-65A2/4A
CORE-SHIELDING BEAD
02114
56-590-65A2/4A
CORE-SHIELDING BEAD
02114
56-590-65A2/4A
CORE-SHIELDING BEAD
INDUCTOR RF-CH-MLD
6.8UH
+-lo%
.166D-IN)I
INDUCTOR RF-CH-MLD
8.2UH
+-lo%
.166D-INX
INDUCTOR RF-CH-MLD
8.2UH
+-lo%
.166D-1N)I
INDUCTOR RF-CH-MLD
8.2UH
+-lo%
.166D-INX
02114
56-590-65A2/4A
99800 1537-32
99800 1537-34
99800 1537-34
99800 1537-34
INDUCTOR RF-CH-MLD
8.2UH
+-lo%
.166D-INX
99800 1537-34
INDUCTOR RF-CH-MLD
5.6UH
+-lo%
.166D-INX
99800 1537-30
INDUCTOR RF-CH-MLD
5.6UH
+-lo%
.166D-INX
99800 1537-30
INDUCTOR RF-CH-MLD
5.6UH
+-lo%
.166D-INX
99800 1537-30
INDUCTOR RF-CH-MLD
5.6UH
+-lo%
.166D-INX 99800 1537-30
INDUCTOR RF-CH-MLD
5.6UH
+-lo%
.166D-INX
INDUCTOR RF-CH-MLD
5.6UH
+-10%
.166D-INX
INDUCTOR RF-CH-MLD 27UH +-5%
.166D-INX.3
INDUCTOR RF-CH-MLD
8.2UH
+-lo%
.166D-INX
INDUCTOR
4DONH
+-lo%
.3D-INXl.O16LG-IN
99800 1537-30
99800 1537-30
99800 1537-48
99800 1537-34
INDUCTOR RF-CH-MLD
3.3UH
+-lo%
.166D-INX
INDUCTOR RF-CH-MLD
2.2UH
+-lo%
.166D-INX
PLUG-HOLE CNCL-HD FOR
.125-D-HOLE
NYL
NOT ASSIGNED
99800 1537-24
99800 1537-20
02768 207-080501-00-0101
PLUG-HOLE CNCL-HD FOR
.125-D-HOLE
NYL
02768 207-080501-00-0101
PLUG-HOLE CNCL-HD FOR
.125-D-HOLE
NYL
02768
TRANSISTOR NPN
2N5179
SI TO-72 PD=ZOOMW
04713
TRANSISTOR PNP 213251 SI TO-18
PD=360MW 04713
TRANSISTOR NPN SI TO-18 PD=360MW
04713
TRANSISTOR NPN SI TO-18 PD=360MW
04713
207-080501-00-0101
2N5179
213251
TRANSISTOR PNP
2N3251
SI TO-18
PD=360MW
TRANSISTOR NPN SI TO-18 PD=360MW
TRANSISTOR NPN SI TO-18 PD=360MW
TRANSISTOR NPN SI TO-18 PD=36OMW
TRANSISTOR NPN SI TO-18 PD=36OMW
TRANSISTOR NPN SI TO-18 PD=360MW
04713
04713
04713
04713
04713
04713
2N3253
*Indicates factory-selected value
8566240246 Parts List
Page 3 of 6
Reference
Designation
HP
Part
Number
i
c
A4A3CR30
A4A3CR31 1901-1070
1901-0047
A4A3CR32 1901-1085
f
A4A3CR33 1901-1085
t
A4A3CR34
1901-1085
t
A4A3CR35
1901-1085
t
A4A3El
A4A3E2
A4A3E3
A4A3E4
A4A3E5
9170-0029
9170-0029
9170-0029
9170-0029
9170-0029
A4A3E6
9170-0029
:
A4A3E7
9170-0029
:
A4A3E8
9170-0029
3
A4A3E9 9170-0029
:
A4A3ElD
9170-0029
3
A4A3E12 9170-0029
?
A4A3Ll 9100-1619
2
A4A3L2
9140-0105
3
A4A3L3 9140-0105
3
A4A3L4
9140-0105
3
A4A3L5
9140-0105
3
A4A3L6
9100-1618
1
A4A3L7 9100-1618
1
A4A3L8
x00-1618
1
A4A3L9
3100-1618
1
A4A3LlO
3100-1618
1
A4A3Lll 3100-1618
1
A4A3L12 3100-1623
8
A4A3L13 3140-0105
3
A4A3L14
3100-3854
1
A4A3L15
A4A3L16
A4A3MPl
A4A3MP2
A4A3MP3
3140-0111
1
3140-0098
3
5960-0069
3
5960-0069
3
A4A3MP4
A4A3Ql
A4A3Q2
A4A3Q3
44A3Q4
S96D-DO69
3
1854-0345
8
1853-0007
7
1854-0019
3
854-0019
3
44A3Q5 853-0007
44A3Q6 854-0019
44A3Q7
854-0019
44A3Q8 854-0019
14A3Q9
854-0019
44A3QlO 854-0019
31
1
1
1
1
1
1
1
1
1
1
1
1
1
1
1
1
1
1
1
1
1
1
1
1
1
1
1
1
1
1
1
1
1
1
1
1
1
1
1
1
1
1
1
1
1
1

HP Part Number
85662.60246
A4A3 Log Amplifier-Filter
Description
Mff
Mfr Part
Code
Number
TRANSISTOR NPN SI TO-18 PD=360MW
0471:
TRANSISTOR NPN
SI
TO-18 PD=36OMW
0471:
TRANSISTOR NPN SI TO-18 PD=360MW
0471:
TRANSISTOR NPN SI TO-72 PD=2OOMW
FT=4GH.
2540:
TRANSISTOR PNP 213251 SI TO-18 PD=360MW
0471:
TRANSISTOR NPN SI TO-18 PD=360MW
0471:
TRANSISTOR NPN SI TO-18 PD=360MW
0471:
TRANSISTOR NPN SI TO-18 PD=360MW
0471:
TRANSISTOR PNP SI
PD=JOOMW
FT=850MHZ
0471:
2N3251
2N4209
RESISTOR 10 +-1%
.125W
TF TC=O+-100
91637
CMF-55-1, T-l
RESISTOR 10 +-1%
.125W
TF TC=O+-100
91637
CMF-55-1, T-l
RESISTOR 10 +-1%
.125W
TF TC=O+-100
91637
CMF-55-1, T-l
RESISTOR 10 +-1X
.125W
TF TC=O+-100
91637 CMF-55-1, T-l
RESISTOR 10 +-1%
.125W
TF TC=O+-100
91637 CMF-55-1, T-l
RESISTOR 100 +-1%
.125W
TF TC=O+-100
19701
SFR25H
RESISTOR
6.81K
+-1%
.125W
TF TC=O+-100
19701 SFR25H
RESISTOR 316 1%
.125W
TF TC=O+-100
19701 SFR25H
RESISTOR 178 1%
.125W
TF TC=O+-100
19701 SFR25H
?ESISTOR
19.6 1%
.125W
TF TC=O+-100
19701 SFR25H
7ESISTOR
3.16K
+-1%
.125W
TF TC=O+-100
19701 SFR25H
IESISTOR
3.16K
+-1%
.125W
TF
TC=O+-100
19701 SFR25H
2ESISTOR
17.8 1%
.125W
TF
TC=O+-100
19701 SFR25H
IESISTOR
1.96K
1%
.125W
TF TC=O+-100
19701 SFR25H
ZESISTOR
2.61K
1%
.125W
TF TC=O+-100
19701 SFR25H
tESISTOR
6.81K
+-1%
.125W
TF TC=O+-100
19701 SFR25H
lESISTOR
316 1%
.125W
TF TC=O+-100
19701 SFR25H
lESISTOR
19.6 1%
.125W
TF TC=O+-100
19701
SFR25H
lESISTOR
178 1%
.125W
TF TC=O+-100
19701 SFR25H
lESISTOR
1.21K
+-1%
.125W
TF TC=O+-100
19701 SFR25H
LESISTOR
3.16K
+-1%
.125W
TF TC=O+-100
LESISTOR 28.7 1%
.125W
!ESISTOR
2.61K
1%
.125W
TF TC=O+-100
!ESISTOR
1.96K
1%
.125W
TF TC=O+-100
!ESISTOR
196 1%
.125W
TF TC=O+-100
19701
19701
19701
19701
19701
19701
19701
19701
19701
19701
19701
19701
19701
19701
19701
19701
19701
19701
SFR25H
SFR25H
SFR25H
SFR25H
!ESISTOR
316 1%
.125W
TF TC=O+-100
!ESISTOR
316 1%
.125W
TF TC=O+-100
:ESISTOR
6.81K
+-1%
.125W
TF
TC=O+-100
lESISTOR
3.16K
+-1%
.125W
TF
TC=O+-100
:ESISTOR
3.16K
+-1%
.125W
TF
TC=O+-100
SFR25H
SFR25H
SFR25H
SFR25H
SFR25H
.ESISTOR
31.6 +-1%
.125W
TF TC=O+-100
ZESISTOR
7.5K
+-1%
.125W
TF TC=O+-100
tESISTDR
7.5K
+-1%
.125W
TF TC=O+-100
lESISTOR
287 1%
.125W
TF TC=O+-100
lESISTOR
383 1%
.125W
TF TC=O+-100
SFR25H
SFR25H
SFR25H
SFR25H
SFR25H
LESISTDR
316 1%
.125W
TF TC=O+-100
lESISTOR
6.81K
+-1%
.125W
TF
TC=O+-100
LESISTOR
3.16K
+-1%
.125W
TF TC=O+-100
LESISTOR 3.16K +-1X
.125W
TF TC=O+-100
SFR25H
SFR25H
SFR25H
SFR25H
*Indicates factory-selected value
Reference
Designation
A4A3Qll
A4A3Q12
A4A3Q13
A4A3Q14
HP Part
Number
F
1854-0019
1854-0019
1854-0019
1854-0686
A4A3Q15 1853-0007
A4A3Q16
1854-0404
A4A3Q17 1854-0404
A4A3Q18 1854-0019
A4A3Q19 1853-0405
A4A3R2 0757-0346
A4A3R4 0757-0346
A4A3R5
0757-0346
A4A3R6 0757-0346
A4A3R7 0757-0346
A4A3R8 0757-0401
A4A3R9 0757-0439
A4A3RlO
0698-3444
A4A3Rll 0698-3439
A4A3R12 0698-3429
A4A3R13 0757-0279
A4A3R14 0757-0279
A4A3R15* 0757-0294
A4A3R16 0698-0083
A4A3R17 0698-0085
44A3R19 0757-0439
44A3R20 0698-3444
44A3R21
3698-3429
44A3R22 3698-3439
44A3R23
3757-0274
44A3R24
3757-0279
\4A3R25* 1698-3433
\4A3R26
1698-0085
\4A3R27
1698-0083
\4A3R29*
1698-3440
\4A3R30
1698-3444
\4A3R31
1698-3444
\4A3R32
1757-0439
14A3R33 )757-0279
L4A3R34 1757-0279
14A3R35*
44A3R36
44A3R37
44A3R38*
44A3R39
J757-0180
0757-0440
0757-0440
0698-3443
D698-3446
44A3R40 3698-3444
44A3R41
3757-0439
\4A3R42
1757-0279
\4A3R43
3757-0279
85662-60246
Parts List
Page 4 of 6
I
,
,
1
1
(
(
f
t
4
I
2
4
E
c
3
3
3
7
1
1
I
1
1
,
Qt
1
1
1
1
1
1
1
1
1
1
1
1
1
1
1
1
1
1
1
1
1
1
1
1
1
1
1
1
1
1
1
1
1
1
1
1
1
1
1
1
1
1
1
1
1
1
1
1

HP Part Number 85662160246
A4A3 Log Amplifier-Filter
Description
RESISTOR
16.2K
+-1%
.125W
TF TC=O+-100
RESISTOR
16.2K
+-1%
.125W
TF TC=O+-100
RESISTOR 3.16K +-1%
.125W
TF TC=O+-100
RESISTOR 316 1%
.125W
TF TC=O+-100
RESISTOR
6.81K
+-1%
.125W
TF TC=O+-100
RESISTOR 3.16K +-1%
.125W
TF TC=O+-100
RESISTOR 3.16K +-1%
.125W
TF TC=O+-100
RESISTOR
16.2K
+-1%
.125W
TF TC=O+-100
RESISTOR
16.2K
+-1%
.125W
TF TC=O+-100
RESISTOR 82.5 +-1%
.125W
TF TC=D+-100
RESISTOR
10K
+-1%
.125W
TF TC=O+-100
RESISTOR
6.81K
+-1%
.125W
TF TC=O+-100
RESISTOR
2.15K
1%
.125W
TF TC=O+-100
RESISTOR 464 1%
.125W
TF TC=O+-100
RESISTOR
1.21K
+-1%
.125W
TF TC=O+-100
RESISTOR
6.81K
+-1%
.125W
TF TC=O+-100
RESISTOR 178 1%
.125W
TF
TC=0+-100
RESISTOR
1.21K
+-1%
.125W
TF TC=O+-100
RESISTOR
1lOK
+-1%
.125W
TF TC=O+-100
RESISTOR-TRMR 50K 10% TKF SIDE-ADJ
17-Tfi
RESISTOR 464 1%
.125W
TF TC=O+-100
RESISTOR 316 1%
.125W
TF TC=O+-100
RESISTOR 511 +-1%
.125W
TF TC=O+-100
RESISTOR 51.1 +-1%
.125W
TF TC=O+-100
RESISTOR
1K
+-1%
.125W
TF TC=O+-100
RESISTOR 619 +-1%
.125W
TF TC=O+-100
RESISTOR 3.16K +-1%
.125W
TF TC=D+-100
RESISTOR
10K
+-1%
.125W
TF TC=O+-100
RESISTOR
10K
+-1%
.125W
TF TC=O+-100
RESISTOR
10K
+-1%
.125W
TF TC=O+-100
RESISTOR
51.1K
+-1%
.125W
TF TC=O+-100
RESISTOR
1.96K
1%
.125W
TF
TC=O+-100
RESISTOR
16.2K
+-1%
.125W
TF TC=O+-100
RESISTOR 3.16K +-1%
.125W
TF TC=O+-100
IESISTOR-TRMR 20K 10% TKF SIDE-ADJ 17-TR
lESISTOR
3.16K
+-1%
.125W
TF TC=O+-100
!ESISTOR
10K
+-1%
.125W
TF TC=O+-100
!ESISTOR
10 +-1%
.125W
TF TC=O+-100
IESISTOR
31.6K
1%
.125W
TF TC=O+-100
!ESISTOR
1K
+-1%
.125W
TF TC=O+-100
!ESISTOR
1OOK
+-1%
.125W
TF TC=O+-100
!ESISTOR
10K
+-1%
.125W
TF TC=O+-100
!ESISTOR
1K
+-1%
.125W
TF TC=O+-100
:ONNECTOR-SGL
CONT PIN
1.14-MM-BSC-SZ
SQ
:ONNECTOR-SGL
CONT PIN
1.14-MM-BSC-SZ
SQ
:ONNECTOR-SGL
CONT PIN
1.14-MM-BSC-SZ
SQ
:ONNECTOR-SGL
CONT PIN
1.14-MM-BSC-SZ
SQ
*Indicates factov-selected value
Reference
Designation
HP
Part
Number
A4A3R44
0757-0447
1
A4A3R45
0757-0447
A4A3R47*
0757-0279
A4A3R48
0698-3444
A4A3R49 0757-0439
A4A3R50
0757-0279
A4A3R51 0757-0279
I
A4A3R52 0757-0447
1
A4A3R53 0757-0447
1
A4A3R54*
0757-0399
1
A4A3R57 0757-0442
!
A4A3R59 0757-0439
1
A4A3R60 0698-0084
(
A4A3R61 0698-0082
i
A4A3R62
0757-0274
I
A4A3R63 0757-0439
1
A4A3R64
0698-3439
1
A4A3R65
0757-0274
!
A4A3R66* 0757-0466
7
A4A3R67
2100-3054
t
A4A3R68
0698-0082
i
A4A3R69 0698-3444
I
A4A3R70
0757-0416
i
A4A3R71 0757-0394
t
A4A3R72
0757-0280
.
A4A3R73 0757-0418
E
A4A3R74*
0757-0279
A4A3R76
0757-0442
A4A3R77 0757-0442
A4A3R78 0757-0442
A4A3R79* 0757-0458
A4A3R80*
0698-0083
A4A3R81*
0757-0447
A4A3R82 0757-0279
A4A3R83
1100-3161
A4A3R84
1757-0279
A4A3R85
1757-0442
A4A3R87
1757-0346
A4A3R88
1698-3160
A4A3RB9
1757-0280
A4A3R90
1757-0465
A4A3R92
1757-0442
A4A3R93
1757-0280
A4A3TPl 251-0600
A4A3TP2 251-0600
A4A3TP3
251-0600
A4A3TP4 251-0600
Qi
I
I
1
1
1
1
1
1
1
1
1
1
1
1
1
1
1
1
1
1
1
1
1
1
1
1
1
1
1
1
1
1
1
1
1
1
1
1
1
1
1
1
1
1
1
1
1
Mfr
Mfr
Part
Code Number
19701
SFR25H
19701
19701
19701
19701
19701
SFR25H
SFR25H
SFR25H
SFR25H
SFR25H
19701
19701
19701
19701
19701
SFR25H
SFR25H
SFR25H
SFR25H
SFR25H
19701
19701
19701
19701
19701
SFR25H
SFR25H
SFR25H
SFR25H
SFR25H
19701
19701
19701
73138
19701
SFR25H
SFR25H
SFR25H
89PR50K
SFR25H
19701
19701
19701
19701
19701
SI'R25H
SFR25H
SFR25H
SFR25H
SFR25H
19701
19701
19701
19701
19701
SFR25H
SFR25H
SFR25H
SFR25H
SFR25H
19701
19701
19701
73138
19701
SFR25H
SFR25H
SFR25H
89PR2OK
SFR25H
19701
91637
19701
19701
19701
SFR25H
CMF-55-1, T-l
SFR25H
SFR25H
SFR25H
19701
19701
27264
27264
27264
SFR25H
SFR25H
16-06-0034
16-06-0034
16-06-0034
27264 16-06-0034
8566240246 Parts List
Page 5 of 6

Reference HP Part
Designation
Number
A4A3TP5
1251-0600
A4A3TP6
1251-0600
A4A3TP7
1251-0600
A4A3TPB
1251-0600
A4A3TP9
1251-0600
A4A3TPlO
1251-0600
A4A3TPll 1251-0600
A4A3TP12
0360-0124
A4A3Ul 1826-1058
A4A3VRl 1902-0126
A4A3VR2
1902-0579
A4A3VR3
1902-0041
C
c
(
(
(
1
(
(
t
::
f
3
4
at
-
1
1
1
1
1
1
1
1
1
1
1
1
HP Part Number 85662-60246
A4A3 Log Amplifier-Filter
Description
CONNECTOR-SGL CONT PIN
1.14-MM-BSC-SZ
SQ
27261
16-06-0034
CONNECTOR-SGL CONT PIN
1.14-MM-BSC-SZ
SQ 27261
16-06-0034
CONNECTOR-SGL CONT PIN
1.14-MM-BSC-SZ
SQ 2726d
16-06-0034
CONNECTOR-SGL CONT PIN
1.14-MM-BSC-SZ
SQ 2726d
16-06-0034
CONNECTOR-SGL CONT PIN
1.14-MM-BSC-SZ
SQ 27264
CONNECTOR-SGL CONT PIN
1.14~MM-BSC-SZ
SQ 27264
CONNECTOR-SGL CONT PIN
1.14-MM-BSC-SZ
SQ 27264
CONNECTOR-SGL CONT PIN .04-IN-BSC-SZ RND
973oc
IC OP AMP GP
8-TO-99
PKG
06665
16-06-0034
16-06-0034
16-06-0034
DP-02CJ
DIODE-ZNR
2.61V
5% DO-7
PD=.4W
TC=-.072%
04719
DIODE-ZNR
5.1V
5%
PD=lW
IR=lOUA 04713
DIODE-ZNR
5.11V
5% DO-35
PD=.4W 04713
8566240246
Parts List
Page6of6
%dkztes
factoryselected value
Mfr
Mfr
Part
Code Number


10
A
1.2V
TYP 7V TYP
A4A3 Log Amplifier-Filter Component Locations, 85662-60009

SR32
CR9 CR15
CR33
CR34
CR18
CR35
1
.2V
TYP 7V TYP
2
--k
3
-*
R83
LGlO
’
5
rt
c55
/
CTR
7
*
/
8
---*
R67
/
AMPTD
A4A3 Log Amplifier-Filter Component Locations, 85662-60246



A4A4
A4A4
Bandwidth
Filter,
Circuit
Description
A4A4
Bandwidth Filter determines the bandwidth of the 21.4 MHz IF in conjunction with
A4A8 Attenuator-Bandwidth Filter.
A4A4
is very similar to A4A8 except that it does not
have a switchable gain input amplifier, and it has an extra stage of crystal filtering. Only
the 10
dB
Gain Input Buffer Amplifier will be described here. For descriptions of the other
circuits in
A4A4,
refer to descriptions of the corresponding circuits in A4A8.
Input Buffer Amplifier
@
The 10
dB
Input Buffer Amplifier (Figure 1) functions as a noninverting op amp.
Q8.014
Figure 1. A4A4 Input Buffer Amplifier, Equivalent Circuit
In the crystal mode (30
kHz,
10
kHz,
and 3
kHz
bandwidths), the amplifier includes Q7. The
biasing of the amplifier is independent of its RF (21.4 MHz) operation but is very critical for
its proper functioning. If a malfunction occurs, the dc bias should be checked first.
The current through Q14 is determined by the difference between two current sources, one
involving Q7 and the other involving
QS.
(See Figure 2.) The most convenient way to find
the current from each source is to measure the voltage across each emitter resistor (A 1
kS1
resistor should be used in series with the voltmeter probe tip to prevent the circuit from
oscillating and giving an erroneous reading). For Q7, the current through
R90
must be
included. If results are inconsistent, the emitter resistor should be checked also. Check to see
that the BW5 line is at the voltage specified on the schematic.
In the LC mode (the four wider bandwidths), the BW5 line goes to approximately +14.8 V
and turns off the current source Q7. The current supplied by Q7 in the crystal mode is now
supplied through CR1 and R12 from the BW5 line. In the LC mode, the current through Q14
can be found by subtracting the current through R12 from the current through R4.
A4A4
1

+15v
t15v
cl7,ETC.
Figure 2. A4A4 Input Buffer Amplifier, Current Sinks
2
A4A4

HP Part Number 85662-60142
A4A4 Bandwidth Filter
Reference
HP Part C
Number D
w
Description Mfr
Mfr Part
Designation Code Number
A4A4
85662-60142
1 1
BOARD ASSEMBLY. BANDWIDTH FILTER
28480
85662-60142
(
SERIAL
PREFI
XES
:
2403~-2648~)
A4A4Cl 0160-4832
4
1
CAPACITOR-FXD
.OlUF
+-lo%
1OOVDC
CER
04222
SAlOlC103KAAH
A4A4C2 0160-4832
4
1
CAPACITOR-FXD
.OlUF
+-lo%
1OOVDC
CER
04222
SAlDlC103tW.H
A4A4C3 0160-2254
0
1
CAP-FXD
7.5pF
500 V
52763
A4A4C4
0160-4832
4
1
CAPACITOR-FXD
.OlUF
+-lo%
1OOVDC
CER
04222
SAlOlC103KAAH
A4A4C5 0160-4832
4
1
CAPACITOR-FXD
.OlUF
+-lo%
1OOVDC
CER
04222
SAlOlC103KMH
A4A4C6
0160-4833
5
1
CAPACITOR-FXD
.022UF
+-lo%
1OOVOC
CER
04222
SA201C223KAAH
A4A4C7 0160-4832
4
1
CAPACITOR-FXD
.OlUF
+-lo%
1OOVDC
CER
04222
SAlOlC103KAAH
A4A4C8
0160-2257
3
1
CAPACITOR-FXD
1OPF
+-5% 500VDC CER 0+-60
52763
2RDPLX0501RNPO
A4A4C9 0121-0059
7
1
CAPACITOR-V TRMR-CER 2-8PF 350V PC-MTG
52763
304-324-139
A4A4ClO*
0160-2249
3
1
CAPACITOR-FXD
4.7PF
+-.25PF 500VOC CER
52763
2RDPLX0504R7NPO
A4A4C
11
0160-4832
4
1
CAPACITOR-FXD
.OlUF
+-10X
1OOVDC
CER
04222
SAlOlC103KAAH
A4A4C13 0160-4832
4
1
CAPACITOR-FXD
.OlUF
+-lo%
1OOVDC
CER
04222
SAlOlC103KAAH
A4A4C14
0160-4832
4
1
CAPACITOR-FXD
.OlUF
+-lo%
1OOVDC
CER
04222
SAlOlC103KAAH
A4A4C15
0160-4574
1
1
CAPACITOR-FXD
1OOOPF
+-lo%
1OOVDC
CER
04222
SAlOlClD2KAAH
A4A4C16
0160-0437
7
1
CAP-FXD 12pF 500 V 301-OOO-P3KO-120J
A4A4C17*
0160-0134
1 1
CAPACITOR-FXD 220PF +-5%
BOOVDC
MICA
0+7 09023
CD15FD221J03
A4A4C18
0160-4832
4
1
CAPACITOR-FXD
.OlUF
+-lo%
1OOVDC
CER
04222
SAlOlC103KAAH
A4A4C19 0121-0036
0
1
CAPACITOR-V TRMR-CER
5.5-18PF
350V PC-MT
52763
304-324-237
A4A4C20
0121-0446
6
1
CAP-VAR 4.5pF
2pF
160 V
52763
302-450-502
A4A4C21 0160-4832
4
1
CAPACITOR-FXD
.OlUF
+-lo%
1OOVDC
CER
04222
SAlOlC103KAAH
A4A4C22 0160-4832
4
1
CAPACITOR-FXD
.OlUF
+-lo%
1OOVDC
CER
04222
SAlOlC103KAAH
A4A4C23 0160-4832
4
1
CAPACITOR-FXD
.OlUF
+-lo%
1OOVDC
CER
04222
SAlOlC103KAAH
A4A4C24 0160-4832
4
1
CAPACITOR-FXD
.OlUF
+-lo%
1OOVDC
CER
04222
SAlOlC103KAAH
A4A4C25
0160-4832
4
1
CAPACITOR-FXD
.OlUF
+-lo%
1OOVDC
CER
04222
SAlOlC103KAAH
A4A4C26 0160-4832
4
1
CAPACITOR-FXD
.OlUF
+-lo%
1OOVDC
CER
04222
SAlOlC103KAAH
A4A4C27 0160-4832
4
1
CAPACITOR-FXD
.OlUF
+-lo%
1OOVDC
CER
04222
SAlOlC103KMH
A4A4C28 0140-0194
1
1
CAPACITOR-FXD
1lOPF
+-5% 300VDC MICA
09023
CDlSFDlllJ03
A4A4C29 0160-4832
4
1
CAPACITOR-FXD
.OlUF
+-lo%
1OOVDC
CER
04222
SAlOlC103KAAH
A4A4C30 0160-4832
4
1
CAPACITOR-FXD
.OlUF
+-10X
1OOVDC
CER
04222
SAlOlC103KAAH
A4A4C31 0160-2207
3
1
CAP-FXD 3OOpF 300 V MICA
09023
CD15FD301J03
A4A4C32 0160-4832
4
1
CAPACITOR-FXD
.OlUF
+-lo%
1OOVDC
CER
04222
SAlOlC103KAAH
A4A4C33 0160-4833
5
1
CAPACITOR-FXD
.022UF
+-lo%
1OOVDC
CER
04222
SA201C223KAAH
A4A4C34 0160-4832
4
1
CAPACITOR-FXD
.OlUF
+-lo%
1OOVDC
CER
04222
SAlOlC103KAAH
A4A4C35 0160-4832
4
1
CAPACITOR-FXD
.OlUF
+-lo%
1OOVDC
CER
04222
SAlOlC103KAAH
A4A4C36 0160-4832
4
1
CAPACITOR-FXD
.OlUF
+-lo%
1OOVDC
CER
04222
SAlOlC103KMH
R4A4C37
44A4C38*
44A4C39
94A4C40
44A4C41
44A4C43
44A4C46
r\4A4C47
14A4C48
14A4C49
0160-2257
3
1
CAPACITOR-FXD
1OPF
+-5%
SOOVDC
CER 0+-60
52763
2RDPLX0501RNPO
0160-2249
3
1
CAPACITOR-FXD
4.7PF
+-.25PF 500VDC CER
52763
2RDPLX0504R7NPO
0121-0059
7
1
CAPACITOR-V TRMR-CER 2-8PF 350V PC-MTG
52763
304-324-139
0160-4832
4
1
CAPACITOR-FXD
.OlUF
+-lo%
1OOVDC
CER
04222
SAlOlC103KAAH
0121-0452
4
1
CAPACITOR-V TRMR-AIR
1.3-5.4PF
175V PC-M
74970 187-0103-028
0121-0452
4
1
CAPACITOR-V TRMR-AIR
1.3-5.4PF
175V
PC-M
74970 187-0103-028
0160-4835
7
1
CAPACITOR-FXD
.lUF
+-10X 50VDC CER
04222
SA115C104KAAH
0160-4832
4
1
CAPACITOR-FXD
.OlUF
+-lo%
1OOVDC
CER
04222
SAlOlC103KAAH
0160-4832
4
1
CAPACITOR-FXD
.OlUF
+-lo%
1OOVDC
CER
04222
SAlOlC103KAAH
0160-4832
4
1
CAPACITOR-FXD
.OlUF
+-lo%
1OOVDC
CER
04222
SAlOlC103KAAH
*Indicates factory-selected value
85662-60142 Parts List
Page 1 of 6

Reference
Designation
A4A4C50
0160-4832
A4A4C52
0160-4832
A4A4C53
0160-4832
A4A4C54
0160-4832
A4A4C55
0160-4833
A4A4C56
0160-4832
A4A4C57
0160-2207
A4A4C58
0160-4832
A4A4C59
0160-4832
A4A4C60
0160-4832
A4A4C61 0160-4832
A4A4C62
0160-4574
A4A4C63
0160-4832
A4A4C64
0160-2257
A4A4C65
0121-0059
A4A4C66*
0160-2249
A4A4C67
0121-0036
A4A4C68
3160-4832
A4A4C69
3160-0437
A4A4C70*
3160-0134
A4A4C7
1
3160-4832
A4A4C72
X60-4832
A4A4C73
3121-0446
A4A4C74
3121-0446
A4A4C76
1160-4832
A4A4C77
1160-4832
A4A4C78
1160-4832
A4A4C79
1160-4832
A4A4C80
1160-4832
A4A4C81 1160-4832
A4A4C84
1160-2207
A4A4C86
1160-4832
A4A4C87
1160-4835
A4A4C88
1160-4835
A4A4C89
1160-4832
A4A4C90
1160-4832
A4A4C91
1160-2258
A4A4C92
1160-0134
A4A4C93
1160-4832
A4A4C94
1160-2258
A4A4C95
1160-4832
A4A4C96
1160-2258
A4A4C97
)160-0134
A4A4C98
1160-4832
A4A4CRl
.901-0047
A4A4CR3
A4A4CR4
A4A4CR5
.901-0047
.901-1070
.901-1070
HP Part
Number
85662-60142
Parts Liit
Page 2 of 6
C
c
II
II
!
I:
1
1
4
4
1
4
?
7
3
C
4
7
1
4
4
6
6
4
4
4
4
4
4
3
4
7
7
4
4
4
1
4
4
4
4
1
4
B
3
3
9
3
1
1
1
1
1
1
1
1
1
1
1
1
1
1
1
1
1
1
1
1
1
1
1
1
1
1
1
1
1
1
1
1
1
1
1
1
1
1
1
1
1
1
1
1
1
1
1
1
HP Part Number 85662-60142
A4A4 Bandwidth Filter
Description Mfr
Mfr Part
Code Number
CAPACITOR-FXD
.OlUF
+-lo%
1OOVDC
CER
0422;
SAlOlC103KAAH
CAPACITOR-FXD
.OlUF
+-lo%
1OOVDC
CER
0422;
SAlOlC103KAAH
CAPACITOR-FXD
.OlUF
+-lo%
1OOVDC
CER
04222
SAlOlC103KAAH
CAPACITOR-FXD
.OlUF
+-lo%
1OOVDC
CER
04222
SAlOlC103KAAH
CAPACITOR-FXD
.022UF
+-lo%
1OOVDC
CER
04222
SA201C223KAAH
CAPACITOR-FXD
.OlUF
+-lo%
1OOVDC
CER
04222
SAlOlC103KAAH
CAP-FXD
3OOpF
300 V MICA
09023
CD15FD301J03
CAPACITOR-FXD
.OlUF
+-lo%
1OOVDC
CER
04222
SAlOlC103KAAH
CAPACITOR-FXD
.OlUF
+-lo%
1OOVOC
CER
04222
SAlOlC103KAAH
CAPACITOR-FXD
.OlUF
+-lo%
1OOVDC
CER
04222
SAlOlC103KAAH
CAPACITOR-FXD
.OlUF
+-lo%
1OOVDC
CER
04222
SAlOlC103KAAH
CAPACITOR-FXD
1OOOPF
+-lo%
1OOVDC
CER
04222
SAlOlC102KAAH
CAPACITOR-FXD
.OlUF
+-lo%
1OOVDC
CER
04222
SAlDlC103KAAH
CAPACITOR-FXD
1OPF
+-5% 50DVDC CER 0+-60
52763
PRDPLXOSOlRNPO
CAPACITOR-V TRMR-CER 2-8PF 350V PC-MTG
52763 304-324-139
CAPACITOR-FXD
4.7PF
+-.25PF
SOOVDC
CER
CAPACITOR-V TRMR-CER
5.5-18PF
350V PC-MT
CAPACITOR-FXD
.OlUF
+-lo%
1OOVDC
CER
CAP-FXD 12pF 500 V
52763
52763
04222
CAPACITOR-FXD 220PF +-5% 300VDC MICA
0+7 09023
2RDPLX0504R7NPO
304-324-237
SAlOlC103KAAH
301-OOO-P3KO-120J
CD15FD221J03
CAPACITOR-FXD
.OlUF
+-lo%
1OOVDC
CER
04222
SAlOlC103KAAH
CAPACITOR-FXD
.OlUF
+-lo%
1OOVDC
CER
04222
SAlOlC103KAAH
CAP-VAR
4.5pF
2pF
160 V
52763
302-450-502
CAP-VAR
4.5pF
2pF
160 V
52763
302-450-502
CAPACITOR-FXD
.OlUF
+-lo%
1OOVDC
CER
04222
SAlOlC103KAAH
CAPACITOR-FXD
.OlUF
+-lo%
1OOVDC
CER
04222
SAlOlC103KAAH
CAPACITOR-FXD
.OlUF
+-lo%
1OOVDC
CER
04222
SAlOlC103KAAH
CAPACITOR-FXD
.OlUF
+-lo%
1OOVDC
CER
04222
SAlOlC103KAAH
CAPACITOR-FXD
.OlUF
+-lo%
1OOVDC
CER
04222
SAlOlC103KAAH
CAPACITOR-FXD
.OlUF
+-lo%
1OOVDC
CER
04222
SAlOlC103KAAH
CAP-FXD
3OOpF
300 V MICA
09023
CD15FD301J03
CAPACITOR-FXD
.OlUF
+-lo%
1OOVDC
CER
04222
SAlOlC103KAAH
CAPACITOR-FXD
.lUF
+-lo% 50VDC CER
04222
SA115C104KAAH
CAPACITOR-FXD
.lUF
+-lo% 50VDC CER
04222
SA115C104KAAH
CAPACITOR-FXD
.OlUF
+-lo%
1OOVDC
CER
04222
SAlOlC103KAAH
CAPACITOR-FXD
.OlUF
+-10%
1OOVDC
CER
04222
CAP-FXD
1lpF
500 V
52763
CAPACITOR-FXD 220PF +-5X 300VDC MICA
0+7 09023
CAPACITOR-FXD
.OlUF
+-lo%
1OOVDC
CER
04222
CAP-FXD
1lpF
500 V
52763
SAlOlC103KAAH
CD15FD221JO3
SAlOlC103KAAH
CAPACITOR-FXD
.OlUF
+-lo%
1OOVDC
CER
04222
CAP-FXD
1lpF
500 V
52763
CAPACITOR-FXD 220PF +-5%
JOOVDC
MICA
0+7 09023
CAPACITOR-FXD
.OlUF
+-lo%
1OOVDC
CER
04222
DIODE-SWITCHING 20V
75MA
1ONS
DO-35
71468
SAlOlC103KAAH
CD15FD221J03
SAlOlC103KAAH
DIODE-SWITCHING 20V 75MA
1ONS
DO-35
71468
DIODE-PIN
1lOV 28480
DIODE-PIN
1lOV 28480
*h.iicates
factory-selected value

Reference
Designation
HP Part
Number
2
c
A4A4CR6
A4A4CR7
1901-0535
1901-0047
C
E
A4A4CR8
A4A4CRlO
A4A4CR12
A4A4CR13
A4A4CR14
1901-0535
1901-0047
1901-0047
1901-1070
1901-0535
A4A4CR15
A4A4CR16
A4A4CR18
A4A4CR19
A4A4CR20
1901-0047
1901-0535
1901-0047
1901-1070
1901-0047
A4A4CR21
A4A4CR22
A4A4CR23
A4A4CR24
A4A4CR25
1901-1070
1901-0535
1901-0047
1901-0535
1901-1070
A4A4CR27 1901-0535
9
A4A4CR28
1901-0535
9
A4A4CR29 L901-0047
8
A4A4CR30
1901-0047
8
A4A4El a170-0029
3
A4A4E2
A4A4E3
A4A4E4
A4A4E5
A4A4E6
#170-0029
1170-0029
1170-0029
~170-0029
)170-0029
A4A4E7
A4A4E8
A4A4E9
A4A4ElO
A4A4Ell
t170-0029
1170-0029
1170-0029
)170-0029
)170-0029
A4A4E12
A4A4E13
A4A4E14
A4A4E15
A4A4E16
l170-0029
1170-0029
l170-0029
~170-0029
1170-0029
A4A4Ll
1100-1641
A4A4L2
1140-0114
A4A4L3
1140-0178
A4A4L4
1100-2813
A4A4L5
1140-0098
A4A4L6
1100-1620
A4A4L7
1140-0453
A4A4L8
1140-0098
A4A4L9
~100-1618
A4A4LlO
'100-1618
3
3
3
3
3
3
3
3
3
3
3
3
3
3
3
D
4
D
D
3
5
1
3
1
1
-
;rtl
1
1
1
1
1
1
1
1
1
1
1
1
1
1
1
1
1
1
1
1
1
1
1
1
1
1
1
1
1
1
1
1
1
1
1
1
1
1
1
1
1
1
1
1
1
1
1
-
HP Part Number 85662-60142
A4A4 Bandwidth Filter
Description
DIODE-SCHOTTKY SM SIG
DIODE-SWITCHING 20V 75MA
1ONS
DO-35
Mfr
Mfr Part
Code Number
7146E
DIODE-SCHOTTKY SM SIG
DIODE-SWITCHING 20V 75MA
1ONS
DO-35
DIODE-SWITCHING 20V
75MA
1ONS
DO-35
DIODE-PIN
1lOV
71466
71466
28480
DIODE-SCHOTTKY SM SIG
DIODE-SWITCHING 20V 75MA
1ONS
DO-35
DIODE-SCHOTTKY SM SIG
DIODE-SWITCHING 20V 75MA
1ONS
DO-35
DIODE-PIN
1lOV
DIODE-SWITCHING 20V 75MA
1ONS
DO-35
71468
71468
28480
71468
DIODE-PIN
1lOV 28480
DIODE-SCHOTTKY SM SIG
DIODE-SWITCHING 20V 75MA
1ONS
DO-35
DIODE-SCHOTTKY SM SIG
DIODE-PIN
1lOV
71468
28480
DIODE-SCHOTTKY SM SIG
DIODE-SCHOTTKY SM SIG
DIODE-SWITCHING 20V
75MA
1ONS
DO-35
DIODE-SWITCHING 20V 75MA
1ONS
DO-35
CORE-SHIELDING BEAD
71468
71468
02114
CORE-SHIELDING BEAD
CORE-SHIELDING BEAD
CORE-SHIELDING BEAD
CORE-SHIELDING BEAD
CORE-SHIELDING BEAD
02114
02114
02114
02114
02114
CORE-SHIELDING BEAD
CORE-SHIELDING BEAD
CORE-SHIELDING BEAD
CORE-SHIELDING BEAD
CORE-SHIELDING BEAD
02114
02114
02114
02114
02114
CORE-SHIELDING BEAD
CORE-SHIELDING BEAD
CORE-SHIELDING BEAD
CORE-SHIELDING BEAD
CORE-SHIELDING BEAD
02114
02114
02114
02114
02114
INDUCTOR RF-CH-MLD 240UH +-5%
.166D-INX. 99800
INDUCTOR RF-CH-MLD
1OUH
+-10X
.166D-INX. 99800
INDUCTOR RF-CH-MLD
12UH
+-lo%
.166D-INX. 99800
INDUCTOR 385NH +-5%
.312D-INXl.O16LG-IN 52763
INDUCTOR RF-CH-MLD
2.2UH
+-lo%
.166D-INX 99800
INDUCTOR RF-CH-MLD
15UH
+-lo%
.166D-INX. 99800
INDUCTOR RF-CH-MLD
6.8UH
+-5%
.166D-INX. 24226
INDUCTOR RF-CH-MLD
2.2UH
+-lo%
.166D-INX 99800
INDUCTOR RF-CH-ML0
5.6UH
+-lo%
.166D-INX 99800
INDUCTOR RF-CH-MLD
5.6UH
+-lo%
.166D-INX 99800
*Indicates factory-selected value
56-590-65A2/4A
56-590-65A2/4A
56-590-65A2/4A
56-590-65A2/4A
56-590-65A2/4A
56-590-65A2/4A
56-590-65A2/4A
56-590-65A2/4A
56-590-65A2/4A
56-590-65A2/4A
56-590-65A2/4A
56-590-65A2/4A
56-590-65A2/4A
56-590-65A2/4A
56-590-65A2/4A
56-590-65A2/4A
1537-94
1537-36
1537-38
5087-0273-l
1537-20
1537-40
15M-681J
1537-20
1537-30
1537-30
85662-60142 Parts List
Page 3 of 6

HP Part Number 85662-60142
A4A4 Bandwidth Filter
Description
Mfr
Mfr Part
Code
Number
INDUCTOR RF-CH-MLD
5.6UH
+-lo%
.166D-IN
99801
1537-30
INDUCTOR RF-CH-MLD
15UH
+-lo%
.166D-INX
99801
1537-40
INDUCTOR RF-CH-MLD
5.6UH
+-lo%
.166D-IN
99801
1537-30
INDUCTOR RF-CH-MLD
1OUH
+-lo%
.166D-INX
99801
1537-36
INDUCTOR RF-CH-MLD
1OUH
+-lo%
.166D-INX
99801
1537-36
INDUCTOR RF-CH-MLD 12UH +-lo%
.166D-INX
998Ot
1537-38
INDUCTOR 385NH +-5%
.312D-INXl.O16LG-IN
5276:
5087-0273-l
INDUCTOR RF-CH-MLD
2.2UH
+-lo%
.166D-IN:
9980(
1537-20
INDUCTOR RF-CH-MLD
6.8UH
+-5%
.166D-INX
2422t
15M-681J
INDUCTOR RF-CH-MLD
15UH
+-lo%
.166D-INX
998Ot
1537-40
INDUCTOR RF-CH-MLD
5.6UH
+-lo%
.166D-IN: 998OC
1537-30
INDUCTOR RF-CH-MLD
5.6UH
+-10X
.166D-IN1 998Ot
1537-30
INDUCTOR RF-CH-MLD
5.6UH
+-lo%
.166D-IN1 9980C
1537-30
INDUCTOR RF-CH-MLD
4.7UH
+-lo%
.166D-IN) 998OC
1537-28
INDUCTOR RF-CH-MLD
4.7UH
+-lo%
.166D-IN) 9980C
1537-28
INDUCTOR RF-CH-MLD
4.7UH
+-lo%
.166D-IN)
PLUG-HOLE TR-HD FOR
.125-D-HOLE
NYL
NOT ASSIGNED
9980C 1537-28
02766
207-080501-01-0101
COVER BANDWIDTH FILTER
28480
85662-20153
PLUG-HOLE TR-HD FOR
.125-D-HOLE
NYL
02768
207-080501-01-0101
EXTRACTOR PC 28480
34677
04713
04713
04713
86701-40001
TRANSISTOR J-FET N-CHAN D-MODE TO-92 SI
TRANSISTOR PNP 213251 SI TO-18
PD=360MW
TRANSISTOR PNP
2N3251
SI TO-18 PD=360MW
TRANSISTOR PNP
2N3251
SI TO-18 PD=360MW
213251
2N3251
2N3251
TRANSISTOR PNP
2N3251
SI TO-18 PD=36DMW
TRANSISTOR PNP
2N3251
SI TO-18
PD=36OMW
TRANSISTOR PNP 213251 SI TO-18 PD=36DMW
TRANSISTOR NPN SI TO-18 PD=360MW
TRANSISTOR PNP 213251 SI TO-18 PD=360MW
04713
04713
04713
04713
04713
213251
2N3251
213251
2N3251
TRANSISTOR NPN SI TO-18
PD=360MW 04713
TRANSISTOR J-FET N-CHAN D-MODE TO-92 SI 34677
rRANSISTOR
NPN SI TO-18
PD=360MW
04713
rRANSISTDR
J-FET N-CHAN D-MODE TO-92 SI
34677
rRANSISTOR
NPN
2N5179
SI TO-72
PD-LOOM
04713 2N5179
lESISTOR
8.251: +-1%
.125W
TF TC=O+-100
19701 SFR25H
lESISTOR
23.7 1%
.125W
TF TC=D+-100
19701
SFR25H
lESISTOR
3.83 +-1%
.125W
TF TC=O+-100
91637 CMF-55-1
!ESISTOR
100
+-1X
.125W
TF TC=O+-100
19701
SFR25H
!ESISTOR
10K
+-1%
.125W
TF TC=O+-100
19701 SFR25H
!ESISTOR
68.1 +-1%
.125W
TF TC=O+-100
!ESISTOR
4.641: 1%
.125W
TF TC=D+-100
:ESISTOR
1K
+-1%
.125W
TF TC=O+-100
:ESISTOR
5.11K
+-1%
.125W
TF TC=O+-100
.ESISTOR
215 1%
.125W
TF TC=O+-100
ESISTOR
11K
+-1%
.125W
TF TC=O+-100
ESISTOR 464 1%
.125W
TF TC=O+-100
ESISTOR 316 1%
.125W
TF TC=O+-100
19701
19701
19701
19701
19701
19701
19701
19701
SFR25H
SFR25H
SFR25H
SFR25H
SFR25H
SFR25H
SFR25H
SFR25H
*Indicates
factory-selected
value
Reference
Designation
HP
Number
A4A4L12 9100-1618
A4A4L13 9100-1620
A4A4L14
9100-1618
A4A4L15 9140-0114
A4A4L16
9140-0114
A4A4L17 9140-0178
A4A4L18
9100-2813
A4A4L19 9140-0098
A4A4L20
9140-0453
A4A4L22
9100-1620
A4A4L24
9100-1618
A4A4L25
9100-1618
A4A4L26
9100-1618
A4A4L27 9140-0112
A4A4L28
9140-0112
A4A4L29
A4A4MPl
A4A4MP2
A4A4MP3
A4A4MP4
9140-0112
i
6960-0016
t
85662-20153
c
6960-0016
c
A4A4MP7
55701-40001
3
A4A4Ql 1855-0267
E
A4A4Q2
1853-0007
7
A4A4Q3 1853-0007
?
A4A4Q4 1853-0007
I
A4A4Q5
A4A4Q6
A4A4Q7
A4A4Q8
A4A4Q9
1853-0007
7
1853-0007
7
1853-0007
7
1854-0404
I
1853-0007
r
A4A4QlO
A4A4Qll
A4A4Ql2
A4A4Q13
A4A4Q14
1854-0404
1
1855-0267
i
1854-0404
1
.855-0267
i
.854-0345
I
A4A4R
1
R4A4R2
R4A4R3*
44A4R4
44A4R5
1757-0441
I
1698-3431
i
1698-8819
I
)757-0401
I
1757-0442
I
44A4R6
1757-0397
44A4R7 1698-3155
24A4R8 1757-0280
\4A4R9 1757-0438
\4A4RlO
1698-3441
\4A4Rll 1757-0443
\4A4R12 1698-0082
\4A4R13 1698-3444
85662-60142
Parts List
Page 4 of 6
J
1
1
1
1
1
1
1
1
1
1
1
1
1
1
1
1
1
1
1
2
1
1
1
1
1
1
1
1
1
1
1
1
1
1
1
1
1
1
1
1
1
1
1
1
1
1
1

HP Part Number
85662.60142
A4A4 Bandwidth Filter
Description
Mfr Mfr
Part
Code
Number
RESISTOR 237 1%
.125U
TF TC=O+-100
1970
SFR25H
RESISTOR
3.16K
+-1%
.125W
TF TC=O+-100
1970.
SFR25H
RESISTOR 5.621: +-1%
.125U
TF TC=O+-100
1970:
SFR25H
RESISTOR
14.7K
1%
.125W
TF TC=O+-100
1970:
SFR25H
RESISTOR
14.7K
1%
.125W
TF TC=O+-100
1970:
SFR25H
RESISTOR
1K
+-1%
.125W
TF TC=O+-100
1970:
SFR25H
RESISTOR 8.251: +-1% .125W TF TC=O+-100
1970:
SFR25H
RESISTOR
6.19K
+-1%
.125W
TF TC=O+-100
19701
SFR25H
RESISTOR
6.19K
+-1%
.125W
TF TC=O+-100
19701
SFR25H
RESISTOR 23.7 1%
.125W
TF TC=O+-100
19701
SFR25H
RESISTOR 100 +-1%
.125W
TF TC=D+-100
19701
SFR25H
RESISTOR
1K
+-1%
.125W
TF TC=O+-100
19701
SFR25H
RESISTOR 4.641: 1% .125W TF TC=O+-100
19701
SFR25H
RESISTOR 464 1%
.125W
TF TC=O+-100
19701
SFR25H
RESISTOR
11K
+-1%
.125W
TF TC=O+-100
19701
SFR25H
RESISTOR
5.11K
+-1%
.125W
TF TC=O+-100
19701
SFR25H
RESISTOR 215 1%
.125W
TF TC=O+-100
19701
SFR25H
RESISTOR 316 1%
.125W
TF TC=O+-100
19701
SFR25H
RESISTOR 237 1%
.125W
TF TC=O+-100
19701
SFR25H
RESISTOR 3.16K +-1%
.125W
TF TC=O+-100
19701
SFR25H
RESISTOR 619 +-1X
.125W
TF TC=O+-100
19701
SFR25H
RESISTOR
10K
+-1%
.125W
TF TC=O+-100
19701 SFR25H
RESISTOR
1K
+-1%
.125W
TF TC=O+-100
RESISTOR 8.251: +-1% .125W TF TC=O+-100
RESISTOR
6.19K
+-1%
.125W
TF TC=O+-100
NORMALLY OPEN
19701 SFR25H
19701
SFR25H
19701
SFR25H
RESISTOR-TRMR
1M
20% TKF SIDE-ADJ 17-TRN
73138
89PRlM
NORMALLY OPEN
RESISTOR 10 +-1X
.125W
TF TC=O+-100
91637 CMF-55-1, T-l
RESISTOR 511 +-1%
.125W
TF TC=O+-100
19701 SFR25H
RESISTOR
6.19K
+-1%
.125W
TF TC=O+-100
19701
SFR25H
RESISTOR-TRMR 50 10% TKF SIDE-ADJ
17-TRN 73138
89PR50
RESISTOR 100 +-1%
.125W
TF TC=O+-100
RESISTOR
1K
+-I%
.125W
TF TC=O+-100
XESISTOR
4.64K
1%
.125W
TF TC=O+-100
?ESISTOR
464 1%
.125W
TF
TC=O+-100
?ESISTOR
11K
+-1X
.125W
TF TC=O+-100
SFR25H
SFR25H
SFR25H
SFR25H
SFR25H
7ESISTOR
5.11K
+-1%
.125W
TF TC=O+-100
7ESISTOR
215 1%
.125W
TF
TC=O+-100
tESISTOR
316 1%
.125W
TF TC=O+-100
?ESISTOR
237 1%
.125W
TF
TC=D+-100
ZESISTOR
3.16K
+-1%
.125W
TF TC=O+-100
19701
19701
19701
19701
19701
19701
19701
19701
19701
19701
19701
19701
19701
19701
19701
SFR25H
SFR25H
SFR25H
SFR25H
SFR25H
IESISTOR
5.621: +-1%
.125W
TF TC=O+-100
IESISTOR
14.7K
1%
.125W
TF TC=O+-100
tESISTOR
14.7K
1%
.125W
TF TC=O+-100
tESISTOR
1K
+-1%
.125U
TF TC=O+-100
ZESISTOR
9.09K
+-1%
.125W
TF TC=O+-100
SFR25H
SFR25H
SFR25H
SFR25H
SFR25H
*Indicates
fizcto~selected
value
85662-60142
Parts List
Page 5 of 6
Reference
Designation
A4A4R14
A4A4R15
A4A4R16*
A4A4R17
A4A4R18
A4A4R19
A4A4R20*
A4A4R21
A4A4R22
A4A4R24
A4A4R25
A4A4R26
A4A4R27
A4A4R28
A4A4R29
A4A4R30
A4A4R31
A4A4R32
A4A4R33
A4A4R34
A4A4R35*
A4A4R37
A4A4R39
A4A4R40*
A4A4R41
A4A4R42*
A4A4R43
A4A4R44*
A4A4R45*
A4A4R46
A4A4R48
A4A4R49
A4A4R50
A4A4R51
A4A4R52
A4A4R53
A4A4R54
A4A4R55
A4A4R56
A4A4R57
A4A4R58
A4A4R59
A4A4R60*
A4A4R61
A4A4R62
A4A4R63
A4A4R64*
I
(
(
1
(
C
C
C
C
C
C
C
0
a
0
0
0
0
0
0
0
0
0
0
0
0
2
0
0
0
2
0’
0’
01
01
0:
0;
01
01
OI
0;
0;
Of
0t
0;
Oi
HP Part
Number
1698-3442
1757-0279
1757-0200
1698-3156
1698-3156
1757-0280
1757-0441
1757-0290
1757-0290
1698-3431
1757-0401
1757-0280
1698-3155
1698-0082
1757-0443
1757-0438
1698-3441
698-3444
698-3442
757-0279
757-0418
757-0442
757-0280
757-0441
757-0290
loo-3163
757-0346
757-0416
757-0290
loo-3052
757-0401
757-0280
698-3155
698-0082
757-0443
757-0438
598-3441
598-3444
598-3442
757-0279
757-0200
598-3156
598-3156
r57-0280
‘57-0288
i
I
.
,
1
I
I
l
1
(
:
I
1
E
(
C
c
5
L
E
L
E
2
3
5
I
3
3
1
I
I
5
3
1
a
1
r
,
#
I
.
J
1
1
1
1
1
1
1
1
1
1
1
1
1
1
1
1
1
1
1
1
1
1
1
1
1
1
1
1
1
1
1
1
1
1
1
1
1
1
1
1
1
1
1
1
1

HP Part Number 85662060142
A4A4 Bandwidth Filter
Reference
HP
Part
Designation
Number
A4A4R65*
0757-0317
A4A4R66
0757-0290
A4A4R67
0757-0290
A4A4R68
0757-0417
A4A4R70
0698-3440
A4A4R72
0698-3438
A4A4R73
0698-0082
A4A4R74
0757-0438
A4A4R75
0757-0438
A4A4R76
3757-0438
A4A4R82
3757-0401
A4A4R83
3757-0442
A4A4R84
1757-0442
A4A4R85
1757-0442
A4A4R88
1698-3154
A4A4R89
1698-3154
A4A4R90
1698-3154
A4A4R91
1757-0180
A4A4R92
1757-0180
A4A4R93
1757-0180
84A4R94*
1757-0465
R4A4R95
)757-0465
44A4R96
1757-0420
44A4TPl
1360-1788
44A4TP2
1360-1788
44A4TP3
44A4TP4
44A4TP5
\4A4TP6
\4A4TP7
\4A4TP8
\4A4VRl
\4A4Yl
251-0600
1360-1788
1360-1788
1360-1788
1360-1788
251-0600
902-0048
410-1029
\4A4Y2
14A4Y3
t
I
I
(
(
<
(
(
(
i
i
i
E
E
3
7
7
3
I
I
7
7
1
I
i
3
1
1
1
1
1
1
1
1
1
1
1
1
1
1
1
1
1
1
1
1
1
1
1
1
1
1
1
1
1
1
1
1
1
Description
RESISTOR
1.33K
+-1X
.125W
TF
TC=D+-100
1970
SFR25H
RESISTOR
6.19K
+-1%
.125W
TF
TC=D+-100
1970.
SFR25H
RESISTOR
6.19K
+-1%
.125W
TF
TC=D+-100
1970:
SFR25H
RESISTOR 562 +-1%
.125W
TF
TC=D+-100
1970:
SFR25H
RESISTOR 196 1%
.125W
TF TC=O+-100
1970:
SFR25H
RESISTOR 147 1%
.125W
TF
TC=O+-100
1970:
SFR25H
RESISTOR 464 1%
.125W
TF TC=O+-100
19701
SFR25H
RESISTOR
5.11K
+-1%
.125W
TF
TC=D+-100
19701
SFR25H
RESISTOR
5.11K
+-1%
.125W
TF
TC=D+-100
19701
SFR25H
RESISTOR
5.11K
+-1%
.125W
TF TC=O+-100
19701
SFR25H
?ESISTOR
100 +-1%
.125W
TF
TC=O+-100
19701
SFR25H
iESISTOR
10K
+-1%
.125W
TF TC=O+-100
19701
SFR25H
7ESISTOR
10K
+-1%
.125W
TF TC=O+-100
19701
SFR25H
7ESISTOR
10K
+-1%
.125W
TF TC=O+-100
19701
SFR25H
?ESISTOR
4.22K
1%
.125W
TF TC=O+-100
19701
SFR25H
ZESISTOR
4.221: 1%
.125W
TF TC=O+-100
19701
SFR25H
[ESISTOR
4.22K
1%
.125W
TF TC=O+-100
19701
SFR25H
lESISTOR
31.6 +-1%
.125W
TF TC=O+-100
19701
SFR25H
tESISTOR
31.6 +-1%
.125U
TF TC=O+-100
19701
SFR25H
LESISTOR
31.6 +-1%
.125W
TF TC=O+-100
19701
SFR25H
LESISTOR
1OOK
+-1%
.125W
TF TC=O+-100
19701
LESISTOR
1OOK
+-1%
.125W
TF TC=O+-100
19701
!ESISTOR
750 +-1%
.125W
TF TC=O+-100
19701
:ONNECTOR-SGL
CONT PIN
.045-IN-BSC-SZ
SQ
04574
:ONNECTOR-SGL
CONT PIN
.045-IN-BSC-SZ
SQ
04574
SFR25H
SFR25H
SFR25H
:ONNECTOR-SGL
CONT PIN
1.14-MM-BSC-SZ
SQ 27264
:ONNECTOR-SGL
CONT PIN
.045-IN-BSC-SZ
SQ 04574
:ONNECTOR-SGL
CONT PIN
.045-IN-BSC-SZ
SQ
04574
:ONNECTOR-SGL
CONT PIN
.045-IN-BSC-SZ
SQ 04574
.ONNECTOR-SGL
CONT PIN
.045-IN-BSC-SZ
SQ
04574
16-06-0034
ONNECTOR-SGL CONT PIN
1.14~MM-BSC-SZ
SQ 27264
lIODE-ZNR
6.81V
5% DO-35
PD=.4W
04713 16-06-0034
RYSTAL. QUARTZ, PART OF A MATCHED SET
F SIX, INCLUDES
A4A4Yl-3,
A4A6AlY1,
AND
4A8Yl-2
RYSTAL. QUARTZ, PART OF A MATCHED SET
F SIX, INCLUDES
A4A4Yl-3.
A4A6AlYl.
AND
4A8Yl-2
(REFER TO
A4A4Yl)
.RYSTAL,
QUARTZ, PART OF A MATCHED SET
IF SIX, INCLUDES
A4A4Yl-3.
A4A6AlY1,
AND
\4A8Yl-2
(REFER TO
A4A4Yl)
85662-60142
Parts List
Page 6 of 6
*Indicates
factoyelected
value
Mfr
Mfr Part
Code
Number

HP Part Number 85662-60189
A4A4 Bandwidth Filter
Reference
HP Part C
Number D
*y
Description
Mfr
Mfr Part
Designation
Code
Number
A4A4 85662-60189
6
1
BOARD ASSEMBLY, BANDWIDTH FILTER 28480
85662-60189
(SERI
AL PR
EF
IX
:
2810~)
A4A4Cl 0160-4832
4
1
CAPACITOR-FXD
.OlUF
+-lo%
1OOVOC
CER
04222
SAlOlC103KAAH
A4A4C2 0160-4832
4
1
CAPACITOR-FXD
.OlUF
+-lo%
1OOVDC CER 04222
SAlOlC103KAAH
A4A4C3 0160-5899
5
1
CAPACITOR-FXD
7.5PF
+-.5PF
LOOVDC CER 0+
MA12COG2D7R5D
A4A4C4 0160-4832
4
1
CAPACITOR-FXD
.OlUF
+-lo%
1OOVDC CER 04222
SAlOlC103KAAH
A4A4C5 0160-4832
4
1
CAPACITOR-FXD
.OlUF
+-10%
1OOVOC
CER
04222
SAlOlC103KAAH
A4A4C6 0160-4833
5
1
CAPACITOR-FXO
.022UF
+-10X
1OOVOC CER 04222
SA201C223KAAH
A4A4C7 0160-4832
4
1
CAPACITOR-FXD
.OlUF
+-lo%
1OOVDC
CER
04222
SAlOlC103KAAH
A4A4C8 0160-4791
4
1
CAPACITOR-FXD
1OPF
+-5%
1OOVOC
CER
0+-30 04222
SA102AlOOJAAH
A4A4C9 0121-0059
7
1
CAPACITOR-V TRMR-CER 2-8PF 350V PC-MTG
52763 304-324-139
A4A4ClO* 0160-4795
8
1
CAPACITOR-FXD
4.7PF
+-.5PF
1OOVDC
CER 0+
04222
SA102A4R7OAAH
A4A4Cll 0160-4832
4
1
CAPACITOR-FXO
.OlUF
+-10x
1OOVOC
CER
04222
SAlOlC103KAAH
A4A4C13 0160-4832
4
1
CAPACITOR-FXD
.OlUF
+-lo%
1OOVDC
CER
04222
SAlOlC103KAAH
A4A4C14 0160-4832
4
1
CAPACITOR-FXD
.OlUF
+-10x
1OOVOC
CER
04222
SAlOlC103KAAH
A4A4C15 0160-4574
11
CAPACITOR-FXO
1OOOPF
+-lo%
1OOVDC
CER
04222
SAlOlC102KAAH
A4A4C16 0160-0437
7
1
CAPACITOR-FXD 12pF 500 V
301-OOO-P3KO-120J
A4A4C17* 0160-0134
11
CAPACITOR-FXD 220PF +-5% 300VOC MICA
0+7 09023 CD15FD221J03
A4A4C18 0160-4832
4
1
CAPACITOR-FXD
.OlUF
+-10%
1OOVDC
CER
04222
SAlOlC103KAAH
A4A4C19 0121-0036
0
1
CAPACITOR-V TRMR-CER
5.5-18PF
350V PC-MT
52763 304-324-237
A4A4C20 0121-0444
4
1
CAPACITOR-VAR
9pF
3pF
160 V
52763 302-450-204
A4A4C21 0160-4832
4
1
CAPACITOR-FXD
.OlUF
+-10x
1OOVDC
CER
04222
SAlOlC103KAAH
A4A4C22 0160-4832
4
1
CAPACITOR-FXD
.OlUF
+-lo%
1OOVOC
CER
04222
SAlOlC103KAAH
A4A4C23 0160-4832
4
1
CAPACITOR-FXD
.OlUF
+-lo%
1OOVDC
CER
04222
SAlOlC103KAAH
A4A4C24 0160-4832
4
1
CAPACITOR-FXD
.OlUF
+-lo%
1OOVDC
CER
04222
SAlOlC103KAAH
A4A4C25 0160-4832
4
1
CAPACITOR-FXO
.OlUF
+-10x
1OOVDC
CER
04222
SAlOlC103KAAH
A4A4C26 0160-4832
4
1
CAPACITOR-FXO
.OlUF
+-lo%
1OOVDC
CER
04222
SAlOlC103KAAH
A4A4C27 0160-4832
4
1
CAPACITOR-FXD
.OlUF
+-10x
1OOVDC
CER
04222
SAlOlC103KAAH
A4A4C28 0140-0194
11
CAPACITOR-FXD
1lOPF
+-5% 300VDC MICA
09023
CD15FDlllJ03
A4A4C29 0160-4832
4
1
CAPACITOR-FXD
.OlUF
+-lo%
1OOVDC
CER
04222
SAlOlC103KAAH
A4A4C30 0160-4832
4
1
CAPACITOR-FXD
.OlUF
+-lo%
1OOVDC
CER
04222
SAlOlC103KAAH
A4A4C31 0160-2207
3
1
CAPACITOR-FXD
3OOpF
300 V MICA
09023
CD15F0301J03
A4A4C32 0160-4832
4
1
CAPACITOR-FXD
.OlUF
+-lo%
1OOVDC
CER
04222
SAlOlC103KAAH
A4A4C33 0160-4833
5
1
CAPACITOR-FXD
.022UF
+-10x
1OOVDC
CER
04222
SA201C223KAAH
A4A4C34 0160-4832
4
1
CAPACITOR-FXD
.OlUF
+-lo%
1OOVDC
CER
04222
SAlOlC103KAAH
A4A4C35 0160-4832
4
1
CAPACITOR-FXD
.OlUF
+-lo%
1OOVDC
CER
04222
SAlOlC103KAAH
A4A4C36 0160-4832
4
1
CAPACITOR-FXD
.OlUF
+-lo%
1OOVDC
CER
04222
SAlOlC103KAAH
A4A4C37 0160-4791
4
1
CAPACITOR-FXD
1OPF
+-5X
1OOVDC
CER 0+-30
04222
SA102AlOOJAAH
A4A4C38* 0160-4795
8
1
CAPACITOR-FXD
4.7PF
+-.5PF
1OOVDC
CER
04222
SA102A4R7DAAH
A4A4C39 0121-0059
7
1
CAPACITOR-V TRMR-CER 2-8PF 350V PC-MTG
52763 304-324-139
A4A4C40 0160-4832
4
1
CAPACITOR-FXD
.OlUF
+-lo%
1OOVDC
CER
04222
SAlOlC103KAAH
A4A4C41 0121-0452
4
1
CAPACITOR-V TRMR-AIR
1.3-5.4PF
175V PC-M
74970 187-0103-028
A4A4C43 0121-0452
4
1
CAPACITOR-V TRMR-AIR
1.3-5.4PF
175V PC-M
74970 187-0103-028
A4A4C46 0160-4835
7
1
CAPACITOR-FXD
.lUF
+-lo%
SOVDC
CER
04222
SAllSC104KAAH
A4A4C47 0160-4832
4
1
CAPACITOR-FXD
.OlUF
+-lo%
1OOVDC
CER
04222
SAlOlC103KAAH
A4A4C48 0160-4832
4
1
CAPACITOR-FXD
.OlUF
+-10X
1OOVDC
CER
04222
SAlOlC103KAAH
A4A4C49 0160-4832
4
1
CAPACITOR-FXD
.OlUF
+-lo%
1OOVDC
CER
04222
SAlOlC103KAAH
*Indicates factory-selected value
85662-60189 Parts List
Page 1 of 6

HP Part Number 85662-60189
A4A4 Bandwidth Filter
Reference
HP Part C
Mfr Mfr Part
Designation
Number D
Qty
Description Code Number
A4A4C50
0160-4832 4 1
CAPACITOR-FXD
.OlUF
+-lo%
1OOVDC
CER
A4A4C52
04222
SAlOlC103KAAH
0160-4832 4 1
CAPACITOR-FXD
.OlUF
+-lo%
1OOVDC
CER
A4A4C53
04222
SAlOlC103KAAH
0160-4832 4 1
CAPACITOR-FXD
.OlUF
+-lo%
1OOVDC
CER
A4A4C54
04222
SAlOlC103KAAH
0160-4832 4 1
CAPACITOR-FXD
.OlUF
+-lo%
1OOVDC
CER
04222
SAlOlC103KAAH
A4A4C55
0160-4833 5 1
CAPACITOR-FXD
.022UF
+-10X
1OOVDC
CER
04222
SA201C223KAAH
A4A4C56
0160-4832 4 1
CAPACITOR-FXD
.OlUF
+-lo%
1OOVDC
CER
A4A4C57
04222
SAlOlC103KAAH
0160-2207 3 1
CAPACITOR-FXO
3OOpF
300 V MICA
09023
A4A4C58
CD15F0301J03
0160-4832 4 1
CAPACITOR-FXD
.OlUF
+-lo%
1OOVDC
CER
A4A4C59
04222
SAlOlC103KAAH
0160-4832 4 1
CAPACITOR-FXD
.OlUF
+-10X
1OOVDC
CER
A4A4C60
04222
SAlOlC103KAAH
0160-4832 4 1
CAPACITOR-FXD
.OlUF
+-lo%
1OOVDC
CER
04222
SAlOlC103KAAH
A4A4C61
0160-4832 4 1
CAPACITOR-FXD
.OlUF
+-lo%
1OOVDC
CER
A4A4C62
04222
SAlOlC103KAAH
0160-4574 1 1
CAPACITOR-FXD
1OOOPF
+-lo%
1OOVDC
CER
A4A4C63
04222
SAlOlC102KAAH
0160-4832 4 1
CAPACITOR-FXD .OlUF +-10x
1OOVOC
CER
A4A4C64
04222
SAlOlC103KAAH
0160-4791 4 1
CAPACITOR-FXD
1OPF
+-5%
1OOVDC
CER 0+-30
04222
SA102AlOOJAAH
A4A4C65
0121-0059 7 1
CAPACITOR-V TRMR-CER 2-8PF 350V PC-MTG
52763 304-324-139
A4A4C66*
0160-4795 8 1
CAPACITOR-FXO
4.7PF
+-.5PF
1OOVDC
CER
04222
SA102A4R7DAAH
A4A4C67
0121-0036 0 1
CAPACITOR-V TRMR-CER
5.5-18PF
350V PC-MT
52763 304-324-237
A4A4C68
0160-4832 4 1
CAPACITOR-FXD
.OlUF
+-lo%
1OOVDC
CER
04222
SAlOlC103KAAH
A4A4C69
0160-0437 7 1
CAPACITOR-FXD 12pF 500 V 301-OOO-P3KO-120J
A4A4C70*
0160-0134 1 1
CAPACITOR-FXD 220PF +-5x 300VDC MICA
0+7
09023
CD15F0221J03
A4A4C71
0160-4832 4 1
CAPACITOR-FXD
.OlUF
+-lo%
1OOVDC
CER
04222
SAlOlC103KAAH
A4A4C72
0160-4832 4 1
CAPACITOR-FXD
.OlUF
+-10X
1OOVDC
CER
A4A4C73
04222
SAlOlC103KAAH
0121-0444 4 1
CAPACITOR-VAR
9pF
3pF
160 V
52763
A4A4C74 302-450-204
0121-0444 4 1
CAPACITOR-VAR
9pF
3pF
160 V
52763 302-450-204
A4A4C76
0160-4832 4 1
CAPACITOR-FXD
.OlUF
+-lo%
1OOVOC
CER
04222
SAlOlC103KAAH
A4A4C77
0160-4832 4 1
CAPACITOR-FXD
.OlUF
+-lo%
1OOVDC
CER
04222
SAlOlC103KAAH
A4A4C78
0160-4832 4 1
CAPACITOR-FXD
.OlUF
+-lo%
1OOVDC
CER
04222
SAlOlC103KAAH
A4A4C79
0160-4832 4
1
CAPACITOR-FXD
.OlUF
+-lo%
1OOVDC
CER
04222
SAlOlC103KAAH
A4A4C80
0160-4832 4 1
CAPACITOR-FXD
.OlUF
+-10X
1OOVOC
CER
04222
SAlOlC103KAAH
A4A4C81
0160-4832 4 1
CAPACITOR-FXD
.OlUF
+-10x
1OOVDC
CER
04222
SAlOlC103KAAH
A4A4C84
0160-2207 3 1
CAPACITOR-FXO
3OOpF
300 V MICA
09023
CD15FD301J03
A4A4C86
0160-4832 4 1
CAPACITOR-FXD
.OlUF
+-10X
1OOVDC
CER
04222
SAlOlC103KAAH
A4A4C87
0160-4835 7 1
CAPACITOR-FXO
.lUF
+-lo%
SOVDC
CER
04222
SAllSC104KAAH
A4A4C88
0160-4835 7 1
CAPACITOR-FXD
.lUF
+-lo% 50VDC CER
04222
SAllSC104KAAH
A4A4C89
0160-4832 4 1
CAPACITOR-FXD
.OlUF
+-lo%
1OOVOC
CER
04222
SAlOlC103KAAH
R4A4C90
0160-4832 4 1
CAPACITOR-FXD
.OlUF
+-10x
1OOVOC
CER
04222
SAlOlC103KAAH
R4A4C91
0160-5902 1 1
CAPACITOR-FXO
1lPF
+-5%
ZOOVDC
CER 0+-30 MAlECOGEDllOJ
44A4C92*
0160-0134 1 1
CAPACITOR-FXD 220PF +-5% 300VDC MICA
0+7
09023
CD15F0221J03
44A4C93
0160-4832 4 1
CAPACITOR-FXD
.OlUF
+-lo%
1OOVDC
CER
04222
SAlOlC103KAAH
44A4C94
0160-5902 1 1
CAPACITOR-FXD
1lPF
+-5%
ZOOVDC
CER 0+-30 MA12COG2DllOJ
A4A4C95
0160-4832 4 1
CAPACITOR-FXD
.OlUF
+-lo%
1OOVDC
CER
04222
SAlOlC103KAAH
A4A4C96
0160-5902 1 1
CAPACITOR-FXD
1lPF
+-5%
ZOOVDC
CER 0+-30 MAl2COG2DllOJ
A4A4C97*
0160-0134 1 1
CAPACITOR-FXD 220PF +-5% JOOVDC MICA
0+7
09023
CD15FD221J03
A4A4C98
0160-4832 4
1
CAPACITOR-FXD
.OlUF
+-lo%
1OOVOC
CER
04222
SAlOlC103KAAH
A4A4C99
0160-6634 8 1
CAPACITOR-FXD
9pF
50 V CC45UJlH090DYP
A4A4ClOO
0160-6634 8 1
CAPACITOR-FXO
9pF
50 V CC45UJlH090DYP
A4A4ClOl
0160-6634 8 1
CAPACITOR-FXD
9pF
50 V CC45UJlH090DYP
A4A4CRl
1901-0047 8 1
DIODE-SWITCHING 20V 75MA
1ONS
DO-35
71468
85662-60189 Parts List
*Indicates factoy-selected value
Page 2 of 6

HP Part Number 85662-60189
A4A4 Bandwidth Filter
Description
Mfr Part
Number
DIODE-SWITCHING 20V 75MA
1ONS
DO-35
DIODE-PIN
1lOV
Mfr
Code
71461
28481
DIODE-PIN
1lOV
2848(
DIODE-SCHOTTKY
SM
SIG
DIODE-SWITCHING 20V 75MA
1ONS
DO-35
DIODE-SCHOTTKY SM SIG
DIODE-SWITCHING 20V 75MA
1ONS
DO-35
Y
I
I
I
I
I
I
I
I
I
1
t
I
I:
I:
c
C
C
C
0
0
0
C
C
C
C
C
C
C
C
C
C'
C
C
C
C
C
C
C
I
I
I
I
I
I
7146E
7146E
DIODE-SWITCHING 20V 75MA
1ONS
DO-35
71466
DIODE-PIN
1lOV 2848C
DIODE-SCHOTTKY SM SIG
DIODE-SWITCHING 20V 75MA
1ONS
DO-35
DIODE-SCHOTTKY
SM
SIG
71468
)IODE-SWITCHING
20V 75MA
1ONS
DO-35
)IOOE-PIN
1lOV
)IODE-SWITCHING
20V 75MA
1ONS
DO-35
)IODE-PIN
1lOV
71468
28480
71468
28480
)IODE-SCHOTTKY
SM SIG
,IODE-SWITCHING
20V 75MA
1ONS
DO-35
IIODE-SCHOTTKY
SM
SIG
IIODE-PIN
1lOV
71468
28480
IIODE-SCHOTTKY
SM
SIG
IIODE-SCHOTTKY SM SIG
IIODE-SWITCHING
20V 75MA
1ONS
DO-35
71468
'IODE-SWITCHING
20V 75MA
1ONS
DO-35
71468
ORE-SHIELDING BEAD
02114
ORE-SHIELDING BEAD
02114
ORE-SHIELDING BEAD
02114
56-590-65A2/4A
56-590-65A2/4A
56-590-65A2/4A
ORE-SHIELDING BEAD
02114
56-590-65A2/4A
ORE-SHIELDING BEAD
02114
56-590-65A2/4A
ORE-SHIELDING BEAD
02114
56-590-65A2/4A
ORE-SHIELDING BEAD
02114
56-590-65A2/4A
ORE-SHIELDING BEAD
02114
56-590-65A2/4A
ORE-SHIELDING BEAD
ORE-SHIELDING BEAD
:ORE-SHIELDING
BEAD
:ORE-SHIELDING BEAD
:ORE-SHIELDING
BEAD
02114
56-590-65A2/4A
02114
56-590-65A2/4A
02114
56-590-65A2/4A
02114
56-590-65A2/4A
02114
56-590-65A2/4A
:ORE-SHIELDING BEAD
.ORE-SHIELDING BEAD
.ORE-SHIELDING BEAD
ORE-SHIELDING BEAD
NDUCTOR RF-CH-ML0 240UH +-5%
.1660-INX.
NDUCTOR RF-CH-ML0
1OUH
+-5%
.1560-INX.3
NDUCTOR RF-CH-ML0 12UH
+-5X
.1660-INX.3
NDUCTOR 385NH +-5%
.3120-INXl.O16LG-IN
NDUCTOR RF-CH-ML0
2.2UH
+-!I%
.1660-INX.
NDUCTOR RF-CH-ML0 15UH +-5%
.1660-INX.3
02114
56-590-65A2/4A
02114
56-590-65A2/4A
02114
56-590-65A2/4A
02114
56-590-65A2/4A
99800 1537-94
24226 15M102J
24226 15M122J
52763 5087-0273-l
24226 15M221J
24226 15M152J
*Indicates factory-selected value
85662-60189 Parts List
Page 3 of 6
Reference
Designation
A4A4CR3
A4A4CR4
A4A4CR5
A4A4CR6
A4A4CR7
A4A4CR8
A4A4CRlO
A4A4CR12
A4A4CR13
A4A4CR14
A4A4CR15
A4A4CR16
A4A4CR18
A4A4CR19
A4A4CR20
A4A4CR21
A4A4CR22
A4A4CR23
A4A4CR24
A4A4CR25
A4A4CR27
A4A4CR28
A4A4CR29
A4A4CR30
A4A4El
A4A4E2
A4A4E3
A4A4E4
A4A4E5
A4A4E6
A4A4E7
A4A4E8
A4A4E9
A4A4ElO
A4A4Ell
A4A4E12
A4A4E13
A4A4E14
A4A4E15
A4A4E16
A4A4E17
A4A4Ll
A4A4L2
A4A4L3
A4A4L4
A4A4L5
A4A4L6
HP Part
Number
1901-0047
.901-1070
.901-1070
.901-0535
.901-0047
.901-0535
901-0047
901-0047
901-1070
901-0535
901-0047
901-0535
901-0047
901-1070
901-0047
901-1070
901-0535
901-0047
901-0535
901-1070
301-0535
301-0535
I
I
I
I
1
1
1
1
1
1
1
1
1
1
1
1
1
1
l!
I!
I!
l!
l!
l!
l!
9:
9:
9:
91
91
91
91
91
91
91
9
9
9
9:
9:
9:
9:
9:
9:
9:
91
91
91
301-0047
8
301-0047
8
170-0029
3
170-0029
3
170-0029
3
170-0029
170-0029
170-0029
170-0029
!70-0029
.70-0029
.70-0029
170-0029
170-0029
170-0029
170-0029
170-0029
170-0029
170-0029
LOO-1641
100-0539
140-0398
LOO-2813
140-0399
LOO-3912
,
-
Qt
-
1
1
1
1
1
1
1
1
1
1
1
1
1
1
1
1
1
1
1
1
1
1
1
1
1
1
1
1
1
1
1
1
1
1
1
1
1
1
1
1
1
1
1
1
1
1
1

Reference
Designation
HP Part
Number
C
c
A4A4L7 9140-0453
4
A4A4L8
9140-0399
i
A4A4L9
9100-3560
E
A4A4LlO 9100-3560
E
A4A4L12
9100-3560
E
A4A4L13
9100-3912
2
A4A4L14 9100-3560
E
A4A4L15
9100-0539
2
A4A4L16
9100-0539
3
A4A4L17
9140-0398
6
A4A4L18
9100-2813
C
A4A4L19
9140-0399
7
A4A4L20
9140-0453
4
A4A4L22
9100-3912
2
A4A4L24
9100-3560
6
A4A4L25 9100-3560
6
A4A4L26
9100-3560
6
A4A4L27
9100-3562
a
A4A4L28
9100-3562
a
A4A4L29
9100-3562
8
A4A4MPl
A4A4MP2
A4A4MP3
A4A4MP4
A4A4MP6
6960-0016
0
85662-20153
0
86701-40001
9
2200-0101
0
A4A4Ql
A4A4Q2
A4A4Q3
A4A4Q4
A4A4Q5
1855-0267
5
1853-0007
7
1853-0007
7
1853-0007
7
1853-0007
7
A4A4Q6
1853-0007
7
A4A4Q7
1853-0007
7
A4A4Q8
1854-0404
0
A4A4Q9
1853-0007
7
A4A4QlO
1854-0404
0
A4A4Qll
1855-0267
5
A4A4Q12
1854-0404
0
A4A4Q13
1855-0267
5
A4A4Q14
1854-0345
8
A4A4Rl 0757-0441
8
A4A4R2
0698-3431
6
A4A4R3*
0698-8819
4
A4A4R4
0757-0401
0
A4A4R5
0757-0442
9
A4A4R6
0757-0397
3
A4A4R7
A4A4R8
A4A4R9
0698-3155
1
0757-0280
3
0757-0438
3
85662-60189 Parts List
Page 4 of 6
w
1
1
1
1
1
1
1
1
1
1
1
1
1
1
1
1
1
1
1
1
2
1
1
4
1
1
1
1
1
1
1
1
1
1
1
1
1
1
1
1
1
1
1
1
1
1
1
-
A4A4 Bandwidth Filter
Description
Mfr
Mfr Part
Code
Number
INDUCTOR RF-CH-ML0
6.8UH
+-5%
.1660-IN:
24226 15M-681J
INDUCTOR RF-CH-ML0
2.2UH
+-5%
.1660-IN:
24226 15M221J
INDUCTOR RF-CH-ML0
5.6UH
+-5%
.1660-IN:
24226 15M561J
INDUCTOR RF-CH-ML0
5.6UH
+-5%
.1660-IN:
24226 lSM561J
INDUCTOR RF-CH-ML0
5.6UH
+-5%
.1660-IN:
24226 15M561J
INDUCTOR RF-CH-ML0
15UH
+-5%
.1660-INX 24226 15M152J
INDUCTOR RF-CH-ML0
5.6UH
+-5%
.1660-IN:
24226 15M561J
INDUCTOR RF-CH-ML0
1OUH
+-5%
.1560-INX 24226 lSM102J
INDUCTOR RF-CH-ML0
1OUH
+-5%
.1560-INX 24226 15M102J
INDUCTOR RF-CH-ML0 12UH +-5%
.1660-INX 24226 15M122J
INDUCTOR 385NH +-5%
.3120-INXl.O16LG-II 52763 5087-0273-l
INDUCTOR RF-CH-ML0
2.2UH
+-5X
.1660-IN)
24226 15M221J
INDUCTOR RF-CH-ML0
6.8UH
+-5%
.1660-IN)
24226 15M-681J
INDUCTOR RF-CH-ML0
15UH
+-5x
.1660-INX.
24226 15M152J
INDUCTOR RF-CH-ML0
5.6UH
+-5x
.1660-IN)
24226 15M561J
INDUCTOR RF-CH-ML0
5.6UH
+-5X
.1660-IN)
24226 15M561J
INDUCTOR RF-CH-ML0
5.6UH
+-5%
.1660-IN)
24226 15M561J
INDUCTOR RF-CH-ML0
4.7UH
+-5%
.1660-IN)
24226 15M471J
INDUCTOR RF-CH-ML0
4.7UH
+-5X
.1660-IN)
24226 15M471J
INDUCTOR RF-CH-ML0
4.7UH
+-5%
.1660-IN)
24226 15M471J
UOT
ASSIGNED
'LUG-HOLE TR-HO FOR
.125-D-HOLE
NYL
:OVER
BANDWIDTH FILTER
:XTRACTOR
PC
SCREW-MACH 4-40
.188-IN-LG
PAN-HO-POZI
02768
28480
28480
77250
207-080501-01-0101
85662-20153
86701-40001
rRANSISTOR
J-FET N-CHAN D-MODE TO-92
Sl
34677
rRANSISTOR
PNP
2N3251
SI
TO-18
PD=360Mk 04713
rRANSISTOR
PNP 213251
SI
TO-18
PD=360Mk 04713
[RANSISTOR
PNP
2N3251
SI
TO-18
PD=360Mh 04713
[RANSISTOR
PNP
2N3251
SI
TO-18
PD=360Mk 04713
2N3251
2N3251
2N3251
2N3251
[RANSISTOR
PNP
2N3251
SI
TO-18
PD=360Mk
[RANSISTOR
PNP
2N3251
SI
TO-18
PD=360Mk
rRANSISTOR
NPN
SI
TO-18
PD=360MW
[RANSISTOR
PNP
2N3251
SI
TO-18
PO=360Mh
rRANSISTOR
NPN
SI
TO-18
PO=360MW
04713
04713
04713
04713
04713
2N3251
2N3251
2N3251
[RANSISTOR
J-FET N-CHAN D-MODE TO-92
SI
34677
[RANSISTOR
NPN
SI
TO-18
PO=360MW
04713
rRANSISTOR
J-FET N-CHAN D-MODE TO-92
SI
34677
[RANSISTOR
NPN
2N5179
SI
TO-72
PD=200Mh 04713
lESISTOR
8.25K
+-1%
.125W
TF TC=O+-100
19701
2N5179
SFR25H
lESISTOR
23.7 1%
.125W
TF TC=O+-100
19701
SFR25H
[ESISTOR
3.83 +-1%
.125W
TF TC=O+-100
91637
CMF-55-1
lESISTOR
100 +-1%
.125W
TF TC=O+-100
19701
SFR25H
lESISTOR
10K
+-1X
.125W
TF
TC=O+-100
19701
SFR25H
(ESISTOR
68.1 +-1%
.125W
TF TC=O+-100
19701
SFR25H
lESISTOR
4.64K
1%
.125W
TF TC=O+-100
19701
SFR25H
LESISTOR
1K
+-1%
.125W
TF TC=O+-100
19701
SFR25H
(ESISTOR
5.11K
+-1%
.125W
TF TC=O+-100
19701
SFR25H
*Indicates factory-selected value

HP Part Number 85662-60189
A4A4 Bandwidth Filter
Reference HP Part
Designation
Number
A4A4RlO
0698-3441
A4A4Rll 0757-0443
A4A4R12 0698-0082
A4A4R13 0698-3444
A4A4R14 0698-3442
A4A4R15
0757-0279
A4A4R16*
0757-0200
A4A4R17
0698-3156
A4A4R18
0698-3156
A4A4R19 0757-0280
A4A4R20f 0757-0441
A4A4R21 0757-0290
A4A4R22 0757-0290
A4A4R24 0698-3431
A4A4R25
0757-0401
A4A4R26
0757-0280
A4A4R27 0698-3155
A4A4R28
0698-0082
A4A4R29 0757-0443
A4A4R30
0757-0438
A4A4R31 0698-3441
A4A4R32 0698-3444
A4A4R33 0698-3442
A4A4R34 0757-0279
A4A4R35* 0757-0418
A4A4R37 0757-0442
A4A4R39 0757-0280
A4A4R40*
0757-0441
8
A4A4R41 0757-0290
5
A4A4R42*
0698-8959
3
A4A4R43 2100-3163
8
A4A4R44*
0757-0123
3
A4A4R45*
0757-0346
2
A4A4R46
0757-0416
7
A4A4R48
0757-0290
5
A4A4R49 2100-3052
4
A4A4R50
0757-0401
0
A4A4RSl 0757-0280
3
A4A4R52 0698-3155
1
A4A4R53 0698-0082
7
A4A4R54
0757-0443
0
A4A4R55
0757-0438
3
A4A4R56 0698-3441
8
A4A4R57 0698-3444
1
A4A4R58
0698-3442
9
A4A4R59
0757-0279
0
A4A4R60*
0757-0200
7
3
8
5
1
9
0
9
9
3
QtY
1
1
1
1
1
1
1
1
1
1
1
1
1
1
1
1
1
1
1
1
1
1
1
1
1
1
1
1
Description
RESISTOR 215 1%
.125W
TF TC=O+-100
RESISTOR
11K
+-1%
.125W
TF TC=O+-100
RESISTOR 464 1%
.125W
TF TC=O+-100
19701 SFR25H
RESISTOR 316 1%
.125W
TF TC=O+-100
19701
SFR25H
RESISTOR 237 1%
.125W
TF TC=O+-100
19701
SFR25H
RESISTOR
3.16K
+-1%
.125W
TF TC=O+-100
19701
SFR25H
~
RESISTOR
5.62K
+-1%
.125W
TF TC=O+-100
19701
SFR25H
RESISTOR
14.7K
1%
.125W
TF TC=O+-100
19701
SFR25H
RESISTOR
14.7K
1%
.125W
TF TC=O+-100
19701
SFR25H
RESISTOR
1K
+-1%
.125W
TF TC=O+-100
19701
SFR25H
RESISTOR 8.251: +-1%
.125W
TF TC=O+-100
19701
SFR25H
RESISTOR
6.19K
+-1%
.125W
TF TC=O+-100
19701
SFR25H
RESISTOR
6.19K
+-1X
.125W
TF TC=O+-100
19701
SFR25H
RESISTOR 23.7 1%
.125W
TF TC=O+-100
19701
SFR25H
RESISTOR 100 +-1%
.125W
TF TC=O+-100
19701
SFR25H
RESISTOR
1K
+-1%
.125W
TF TC=O+-100
19701
SFR25H
RESISTOR 4.641: 1%
.125W
TF TC=O+-100
19701
SFR25H
RESISTOR 464 1%
.125W
TF TC=O+-100
RESISTOR
11K
+-1%
.125W
TF
TC=O+-100
RESISTOR
5.11K
+-1%
.125W
TF TC=O+-100
RESISTOR 215 1%
.125W
TF TC=O+-100
RESISTOR 316 1%
.125W
TF TC=O+-100
RESISTOR 237 1%
.125W
TF TC=O+-100
RESISTOR
3.16K
+-1%
.125W
TF TC=O+-100
RESISTOR 619 +-1%
.125W
TF TC=O+-100
RESISTOR
10K
+-1%
.125W
TF TC=O+-100
RESISTOR
1K
+-1%
.125W
TF TC=O+-100
RESISTOR 8.251: +-1%
.125W
TF TC=O+-100
RESISTOR
6.19K
+-1%
.125W
TF TC=O+-100
RESISTOR 619K +-1%
.125W
RESISTOR-TRMR
1M
20% TKF SIDE-ADJ 17-TRN
RESISTOR
34.8K
+-1%
.125W
TF TC=O+-100
RESISTOR 10 +-1%
.125W
TF TC=O+-100
91637 CMF-55-l. T-l
RESISTOR 511 +-1%
.125W
TF TC=O+-100
19701
SFR25H
RESISTOR
6.19K
+-1%
.125W
TF TC=O+-100
19701
SFR25H
RESISTOR-TRMR 50 10% TKF SIDE-AOJ 17-TRN
73138 89PR50
RESISTOR 100 +-1%
.125W
TF TC=O+-100
19701
SFR25H
RESISTOR
1K
+-1X
.125W
TF TC=O+-100
19701
SFR25H
RESISTOR 4.641: 1%
.125W
TF TC=O+-100
19701
SFR25H
RESISTOR 464 1%
.125W
TF TC=O+-100
19701
SFR25H
RESISTOR
11K
+-1%
.125W
TF TC=O+-100
19701
SFR25H
RESISTOR
5.11K
+-1%
.125W
TF TC=O+-100
19701
SFR25H
RESISTOR 215 1%
.125W
TF TC=O+-100
19701
SFR25H
RESISTOR 316 1%
.125W
TF TC=O+-100
19701
SFR25H
RESISTOR 237 1%
.125W
TF TC=O+-100
19701
SFR25H
RESISTOR
3.16K
+-1%
.125W
TF TC=O+-100
19701
SFR25H
RESISTOR
5.62K
+-1%
.125W
TF TC=O+-100
19701
SFR25H
Mfr Mfr Part
Code Number
19701
SFR25H
19701
SFR25H
19701
19701
19701
19701
19701
19701
19701
19701
19701
19701
19701
SFR25H
19701
SFR25H
1
73138
89PRlM
1
2M627
CRB14 OR CRB25
SFR25H
SFR25H
SFR25H
SFR25H
SFR25H
I
SFR25H
SFR25H
SFR25H
SFR25H
SFR25H
*Indicates factory-selected value
85662-60189 Parts List
Page 5 of 6

HP Part Number 85662-60189
A4A4 Bandwidth Filter
Description Mfr
Mfr Part
Code Number
RESISTOR
14.7K
1%
.125W
TF TC=O+-100
19701
SFR25H
RESISTOR
14.7K
1%
.125W
TF
TC=D+-100
19701
SFR25H
RESISTOR
1K
+-1%
.125W
TF TC=O+-100
19701
SFR25H
RESISTOR 9.09K +-1%
.125W
TF TC=O+-101
19701 SFR25H
RESISTOR
1.33K
+-1%
.125W
TF
TC=O+-101 19701 SFR25H
RESISTOR
6.19K
+-1%
.125W
TF
TC=O+-lO( 19701 SFR25H
RESISTOR
6.19K
+-1%
.125W
TF
TC=O+-lO( 19701 SFR25H
RESISTOR 562 +-1%
.125W
TF TC=O+-100
19701 SFR25H
RESISTOR 196 1%
.125W
TF TC=O+-100
19701 SFR25H
RESISTOR 147 1%
.125W
TF TC=O+-100
19701 SFR25H
RESISTOR 464 1%
.125W
TF TC=O+-100
19701 SFR25H
RESISTOR
5.11K
+-1%
.125W
TF
TC=O+-lO( 19701 SFR25H
RESISTOR
5.11K
+-1%
.125W
TF
TC=O+-lO( 19701 SFR25H
RESISTOR
5.11K
+-1%
.125W
TF
TC=O+-10t 19701 SFR25H
RESISTOR 100 +-1%
.125W
TF TC=D+-100
19701 SFR25H
RESISTOR
10K
+-1%
.125W
TF TC=O+-100
19701 SFR25H
RESISTOR
10K
+-I%
.125W
TF TC=O+-100
19701 SFR25H
RESISTOR
10K
+-I%
.125W
TF TC=O+-100
19701 SFR25H
RESISTOR 4.221: 1%
.125W
TF TC=O+-100
19701 SFR25H
RESISTOR 4.22K 1%
.125W
TF TC=O+-100
19701 SFR25H
RESISTOR 4.22K 1%
.125W
TF TC=O+-100
19701 SFR25H
RESISTOR 31.6 +-1%
.125W
TF TC=O+-100
19701 SFR25H
RESISTOR 31.6 +-1%
.125W
TF TC=O+-100
19701 SFR25H
RESISTOR 31.6 +-1%
.125W
TF TC=O+-100
19701 SFR25H
RESISTOR
IOOK
+-1%
.125W
TF TC=O+-100
19701 SFR25H
RESISTOR
1OOK
+-1X
.125W
TF TC=O+-100
RESISTOR 750 +-1%
.125W
TF TC=O+-100
CONNECTOR-SGL CONT PIN
.045-IN-BSC-SZ
CONNECTOR-SGL CONT PIN
.045-IN-BSC-SZ
CONNECTOR-SGL CONT PIN
1.14~MM-BSC-SZ
19701
19701
04574
04574
27264
SFR25H
SFR25H
16-06-0034
CONNECTOR-SGL CONT PIN
.045-IN-BSC-SZ
CONNECTOR-SGL CONT PIN
.045-IN-BSC-SZ
CONNECTOR-SGL CONT PIN
.045-IN-BSC-SZ
CONNECTOR-SGL CONT PIN
.045-IN-BSC-SZ
CONNECTOR-SGL CONT PIN
1.14-MM-BSC-SZ
04574
04574
04574
04574
27264 16-06-0034
DIODE-ZNR
6.81V
5% DO-35
PD=.4W
CRYSTAL. QUARTZ, PART OF A MATCHED SET
SIX. INCLUDES
A4A4Yl-3.
A4A6AlYl.
AND
44A8Yl-2
04713
:RYSTAL,
QUARTZ, PART OF A MATCHED SET
;IX,
INCLUDES
A4A4Yl-3,
A4A6AlYl.
AND
~4A8Y1-2
(REFER TO
A4A4Yl)
:RYSTAL.
QUARTZ, PART OF A MATCHED SET
;IX,
INCLUDES
A4A4Yl-3.
A4A6AlYl.
AND
~4A8Yl-2
(REFER TO
A4A4Yl)
*Indicates factory-selected value
Reference HP Part
Designatior Number
A4A4R61 0698-3156
A4A4R62 0698-3156
A4A4R63 0757-0280
A4A4R64*
0757-0288
A4A4R65*
0757-0317
,
1
A4A4R66
0757-0290
I
A4A4R67 0757-0290
I
A4A4R68
0757-0417
I
A4A4R70
0698-3440
j
A4A4R72
0698-3438
:
A4A4R73 0698-0082
j
A4A4R74
0757-0438
.
A4A4R75
0757-0438
c
A4A4R76
0757-0438
.
A4A4R82 0757-0401
(
A4A4R83 0757-0442
c
A4A4RB4
0757-0442
c
A4A4R85
0757-0442
c
A4A4R88
0698-3154
t
A4A4R89 0698-3154
[
A4A4R90
0698-3154
c
A4A4R91 0757-0180
2
A4A4R92
0757-0180
2
A4A4R93 0757-0180
2
A4A4R94*
0757-0465
i
A4A4R95 9757-0465
A4A4R96
3757-0420
A4A4TPl 3360-1788
A4A4TP2 3360-1788
A4A4TP3 1251-0600
A4A4TP4
A4A4TP5
A4A4TP6
A4A4TP7
A4A4TP8
A4A4VRl
A4A4Yl
3360-1788
7
3360-1788
1
3360-1788
1
3360-1788
1
1251-0600
3
1902-0048
1
3410-1029
5
\4A4Y2
14A4Y3
8566240189 Parts List
Page 6 of 6
M
-
1
1
1
1
1
1
1
1
1
1
1
1
1
1
1
1
1
1
1
1
1
1
1
1
1
1
1
1
1
1
1
1
1
1
1
1
1
-


c43
LC
DIP.
c41
/
LC DIP
I
R49
C67
/LC
c73
/
CTR
1
*
’
2
/*
C65
‘SYM
R49
/XTAL
3
0*
c74
‘CTR
4
/
*
5
-*
,c39
SYM
R43
-Lc
Cl9
-LC CTR
c20
-CTR
-6
*
\ 7
*
\C9
SYM
\
8
*
I
A4A4 Bandwidth Filter Component Locations,
85662.60142

c43
LC DIP-
.
c41
/
LC DIP
A4A4
Bandwidth Filter Component Locations,
85662.60189
TR



A4A5
Step
Gain,
Circuit
Description
A4A5
Step Gain has three functions. It provides 65.9
dB
of gain in discrete 0.1
dB
steps
(from -15.9
dB
to +50
dB);
it
d
evelops
a nominal
+lO
V bias supply; and it provides the
18.4 MHz LO frequency to
A4A6Al
Up Converter and A4A6A2 Down Converter.
Step Gain 10
dB
+ Calibration
@
This circuit is configured as a non-inverting operational amplifier. It provides a minimum of
about 2
dB
gain (adjustable by CAL potentiometer R33) and a maximum of about
12
dB
(adjustable by 10
dB
potentiometer R32).
(S
ee
1
F’g
ure 1.) The PIN diode CR5 functions as a
variable resistor that has about 1 K resistance at minimum and
700
of resistance at maximum
gain. When the
SGlO
line
is not sinking current (SGlO is off), the PIN resistance is controlled
only by R33. When the
SGlO
line is grounded (SGlO is on), the gain is controlled primarily
by R32. If the CAL potentiometer is adjusted, R32 must be adjusted also.
Pl
.a2
P-!-i-
-----l
R29,
CR5
61.9 + PIN DIODE
RESISTANCE
Figure 1. Step Gain 10
dB
+ Calibration, Equivalent Circuit
Step Gain 20
dB-1
@I
Step Gain 20
dB-2
@
This circuit is similar to the Step Gain 10
dB
+ Calibration circuit, except that the gain
range is from 0
dB
to 20
dB.
PIN diode CR6 functions as both a switch and as a variable
resistor. When the
SG20-1
line
is low, CR6 is turned on by current adjustable by 20
dB-1
potentiometer R44. More current through the PIN causes the PIN to have a lower resistance
and the amplifier to have more gain. The Step Gain 20
dB-2
circuit is identical in operation
to the Step Gain 20
dB-1
circuit.
A4A5
1

AO.O-AS.9
dB
Attenuators
@
These attenuators normally operate over the range of 0.0
dB
to 9.9
dB
except in the Error
Correction function
(SHIFT)
(FREQUENCY
SPAN),
when they operate over the whole range of
0.0
dB
to 15.9
dB.
The first three attenuation stages, A8dB,
A4dB,
and A2dB, are emitter
followers with a resistor divider on the output of each one. The dividers are switched in
and out with diodes CR8, CR9, and CR10 to yield discrete steps of attenuation. The last
attenuator is variable. Its range is adjusted by VR potentiometer R51. R51 sets the emitter
voltage of
&IS,
which in turn determines how much current is sunk through PIN diode
CR11
when resistors are switched in A4A9 IF Control. (See Figure 2.)
VR
R93
31.6
Figure 2.
AO.0
to
AM.9
dB
Attenuators, Simplified Schematic
2
A4A5

+lO V Temperature Compensating Power Supply
@
This supply compensates for the effect of temperature on PIN diodes used on the
A4A5,
A4A4, and
A4A8
assemblies. (See Figure 3.) Its nominal voltage is
+lO
V and its nominal
temperature coefficient is
+35
mV/OC. The output voltage is derived from the following
equation:
vo
=vlz4+vfb
=
(ha)(%)
+
vfi
=
(*)(%,+vfb
=
[
,V’yp-q
(h)
+
Vfi
where:
Vn,
=
3 V (the voltage applied across CR2,
CR3,
CR4, and
R5
at Ul pin 2) and is equal to
the input voltage.
Using circuit values:
FZS
@&$
(51.1K)+3V
[
1
B
9.75v
As temperature changes, the voltage drop across CR2, CR3, and CR4 changes.
This results
in a change in the current through the feedback resistor R4. Since
VOut
=
Vh
+
VR~,
the
voltage developed across R4 changes the output of the supply. The change in
VOut
is directly
proportional to the change in current through R4.
Avout
=
(A
IRK)
+lOV
ADJUS7
I
8
!“09K
1
.w
CR2
CR3
CR4
Figure 3.
+lO
V Temperature-Compensating Power Supply, Simplified Schematic
A4A5
3

18.4 MHz Oscillator
@
The 18.4 MHz Oscillator is basically a Colpitts oscillator with a crystal
Yl
in the feedback
path. A simplified schematic is shown in Figure 4.
Figure 4. 18.4 MHz Oscillator, Equivalent Circuit
If the crystal were replaced with a large capacitor, the circuit would oscillate at the resonant
frequency of the parallel resonant circuit made up of
Ll,
C13, C14, and C15. When the
crystal is inserted, the feedback path is broken except at the series resonance of the crystal
(18.4 MHz). The parallel combination of varactor
CRl,
temperature-compensating capacitor
C7, and FREQ ZERO COARSE air-variable capacitor Cl0 are in series with the crystal and
can pull it several
kHz
either side of 18.4 MHz.
The voltage output is determined by the current through
RlO*
times the collector load. If the
output is too low, RlO* can be decreased in size.
The collector voltage is divided by C13, C14, and Cl5 and goes to the Buffer Amplifiers. The
division ratio is:
dz
&+&+k
x
0.13
Buffer Amplifiers
@J
The Buffer Amplifiers are two almost identical amplifier circuits. The top amplifier on the
schematic (QlO,
QS)
provides the 18.4 MHz LO signal to
A4A6Al
Up Converter, while the
bottom amplifier (Q12, Q13) provides the signal to
A4A6A2
Down Converter.
4
A4A5

A4A5
Step
Gain,
Troubleshooting
Operation of the Step Gains and
AO.0
to A15.9 Attenuator can be determined from the
display by several easy tests.
The Step Gains are checked in the following way. Connect a 10
dB
step attenuator between
CAL OUTPUT and the input to the analyzer. Set this attenuator to 90
dB,
press Instrument
Preset, and key in the following:
(CENTER
Ffwwmcy)
.........................
equal to the CAL OUTPUT frequency
(FREQUENCY
spm)
.............................................................
0 Hz
(BW)
....................................................................
1
kHz
(ATTEN)
...................................................................... 0
dB
(VloEo)
..................................................................
10 Hz
(SWEEP) ..................................................................
20 s
(PREFERENCE
LEVEL)
.......................................................
-10
dBm
Press the
[a]
sweep key and press the DATA STEP
@J
key to display each step. Figure 5
should be displayed. If one or more of the steps is missing, refer to Note 8 for the Step Gain
truth table to determine which stage is faulty. 0 V in the table indicates that a control line is
active.
k
REF -99.9
dBn
ATTEN
0
dB
10
dB/
NOTE: Center Frequency readout will be 100.000 000 MHz for an
HP8566B
-1
’
REF
-EVEL
-99.3
dBm
-SG20-2
I I
I I
0
dBm
II
I
II
I
I
I
I
CENTER 20.000000 MHz
RES BW 1
kHz
VBW 10 Hz SPAN 0 Hz
SWP
20
se0
AND
SG20-1
Figure 5. 10
dB
Step Gain Test
If a component has been replaced, a simple calibration/diagnostic program exists. The
calibration routine is started by connecting a cable from CAL OUTPUT to the input of the
analyzer and then pressing
CSHITTJ
FREQUENCY
SPAN
)
When this program has finished, press
.
[SHIFT)
[X)
TRIGGER
hi
h
w
‘c
will list the calibration data. (Refer to Figure 6). Lines 19
A4A5
5

through 26 give the step gain errors. Acceptable error is
fl
dB.
Locations of the correction
data are given in Table l-l.
10
dB/
CORR’D
CENTER
f%
REF .O
dBm
ATTEN
10
dB
I I I I I I
1:::
2;
I
I
iO.00
MHz SPAN 1.00 MHz
ES BW 10
kHz
VBW 10
kHz
SWP
30
msec
75
F
Figure 6. Error Correction Routine Data
Table 1. Locations of Step Gain Calibration Data
I
LI!yzz)
(
-10
1
-20
1
-30
1
-40
I
-50
I
-60
I
-70
I
s-80
Step Gain
A20
dB
A10
dB
Control Line (A4A8
(A4A8
assembly) assembly)
SGlO
SG20-1 SGlO SG20-1 SGlO
SG20-1
SG20-2
SG20-1
SG20-2
Calibration
Line
1
26
1
25
1
24
1
23
1
22
1
21
/
20
1
19
The A2dB, A4dB, and A8dB circuitry of the
AO.0
to A15.9 Attenuator is activated by the
following routine. First, connect a 1
dB
step attenuator between CAL OUTPUT and the
input to the analyzer. Set this attenuator to 10
dB,
press Instrument Preset, and key in the
following:
(CENTER FREQUENCY]
.
.
.
.
.
.
.
.
.
.
.
.
.
.
.
.
.
.
.
.
.
.
.
.
.
equal to the CAL OUTPUT frequency
(FREQUENCY
SPAN)
.
.
.
.
.
.
.
.
.
.
.
.
. .
.
.
.
.
.
.
.
.
.
.
.
.
.
.
.
.
.
.
.
.
.
.
.
.
.
.
.
.
.
.
.
.
.
.
.
.
.
.
.
.
.
.
.
.
.
.
.
0 Hz
LOG SCALE
@TER
dB/mv)
.
.
.
.
.
.
.
.
.
.
.
.
.
.
.
.
.
.
.
.
.
.
.
.
.
.
.
.
.
.
.
.
.
.
.
.
.
.
.
.
.
.
.
.
.
.
.
.
.
.
1
dB
(SWEEPJ
. . . . . . . . . . . . . . . . . . . . . . . . . . . . . . . . . . . . . . . . . . . . . . . . . . . . . . . . . . . . . . . . . .
20 s
(REFERENCE LEVEL)
.
.
.
.
.
.
.
.
.
.
.
.
.
.
.
.
.
.
.
.
.
.
.
.
.
.
.
.
.
.
.
.
.
.
.
.
.
.
.
.
.
.
.
.
.
.
.
.
.
.
.
.
.
.
.
-10
dBm
Press
[SINGLE)
sweep and repeatedly press the DATA STEP
@
key. The display should
appear as in Figure 7. If every other step is missing, the AVdB control line is faulty. Check
the
AldB
circuitry on the
A4A9
IF Control board to find the defective component. If
6
A4A5

only a few steps are missing, refer to the control line truth tables (Tables 1 and 2 in A4A9
Troubleshooting) to determine which function is not operating properly. 0 V in the table
indicates that a line is active.
I
REF -20.0
d&n ATTEN
10
dB
II
P
1
dB/
RE’
C\,CI
-10
dBm
A8
dB
I I
CENTER 20.000000 MHz
RES
BW 3 MHz VBW 1
MHZ
SPAN 0 Hz
SWP
20
set
NOTE: Center Frequency readout will be 100.000 000 MHz for an
HP85666
Figure 7. 1
dB
Step Gain Test
Often several steps will appear to be slightly in error. Analysis of the truth table
(A4A9
Tables 1 and 2) will indicate that no single stage could be faulty. This is caused by log fidelity
error in the log amplifier circuitry. If accurate determination of the step size is necessary, IF
substitution using a calibrated 1
dB
step attenuator will be required.
Operation of the AVdB control line and the 0.1 to 1.9
dB
section of the
AO.0
to A15dB
Attenuator on
A4A9
IF Control can be tested with the following method. Press Instrument
Preset and key in the following:
(CENTER
FREQuENcY)
.
.
.
.
.
.
.
.
.
.
.
.
.
.
.
.
.
.
.
.
.
.
.
.
.
equal to the CAL OUTPUT frequency
[FREQUENCY
SPAN)
.
.
.
.
.
.
.
.
.
.
.
.
.
.
.
.
.
.
.
.
.
.
.
.
.
.
.
.
.
.
.
.
.
.
.
.
.
.
.
.
.
.
.
.
.
.
.
.
.
.
.
.
.
.
.
.
.
.
.
.
.
0 Hz
LIN SCALE
III
(Z]
(AUTO)
(KSA)
(SWEEP]
. . . . . . . . . . . . . . . . . . . . . . . . . . . . . . . . . . . . . . . . . . . . . . . . . . . . . . . . . . . . . . . . . .
20 s
(VIDEO)
. . . . . . . . . . . . . . . . . . . . . . . . . . . . . . . . . . . . . . . . . . . . . . . . . . . . . . . . . . . . . . . . . .
3
kHz
[REFERENCE LEVEL]
.
.
.
.
.
.
.
.
.
.
.
.
.
.
.
.
.
.
.
.
.
.
.
.
.
.
.
.
.
.
.
.
.
.
.
.
.
.
.
.
.
.
.
.
.
.
.
.
.
.
.
.
.
.
.
.
-8
dBm
Press the
(E’j
sweep key and rotate the DATA control knob in a counterclockwise
direction. A stepped display similar to Figure 8 should result. If the steps are not monotonic,
the circuitry is faulty. The AVdB control line voltage for a -10
dBm
Reference Level will vary
widely among instruments, although the ratio between the voltage for -11.9
dBm
and -10
A4A5
7

dBm will remain constant. During the above test, the voltage should vary approximately 8.5%
from -10
dBm
to -11.9
dBm.
REF
LEV$L
-10.0
d
m
t
i
I I I I I
I
II
t
I
1
III
1
I
1
I
I
LI
I
I
1
I
II I
I
I
CENTER
1ma.o!ao
000
MHZ
SPAN
0
HZ
RES q H
3
MHZ
“BW
3
*nz
SWP
20
.o
f.C
Note
Center Frequency readout will be 20.000 000 MHz for an
HP 8568B/HP 8567A.
Figure 8. 0.1
dB
Step Gain Test
The absolute step amplitudes can be determined with the MARKER A function. The
reference steps are 0.00
dB,
0.90 dB, and 1.90
dB.
In the Linear mode, the error should be less
than f0.12
dB.
If these steps are not correct, or the display is not monotonic, refer to
A4A9
IF Control Section for more troubleshooting information.
8
A4A5

HP Part Number 85662-60139
A4AS
Step Gain
Reference
HP Part C
Mfr Mfr Part
Designation
Number D
GtY
Description Code Number
A4A5
85662-60139
6
1
BOARD ASSEMBLY, STEP GAIN
28480 85662-60239
A4A5Cl 0160-4833
5
1
CAPACITOR-FXD
.022UF
+-lo%
1OOVDC
CER
04222 SA201C223KAAH
A4A5C3
0160-4832
4
1
CAPACITOR-FXD
.OlUF
+-lo%
1OOVDC
CER
04222 SAlOlC103KAAH
A4A5C4
0180-0197
8
1
CAPACITOR-FXD
2.2UF+-10%
LOVDC
TA
56289 150D225X9020A2-DYS
A4A5C5
0160-4832 4
1
CAPACITOR-FXD
.OlUF
+-lo%
1OOVDC
CER
04222 SAlOlC103KAAH
A4A5C8
0160-4832 4
1
CAPACITOR-FXD
.OlUF
+-lo%
1OOVDC
CER
04222 SAlOlC103KAAH
A4A5C9*
0160-2251
7
1
CAPACITOR-FXD
5.6pF
500 V
52763
A4ASClO
0121-0493 3
1
CAPACITOR-V TRMR-AIR
1.7-1lPF
175V PC-MT
74970 187-0306-125
A4A5Cll 0160-0127
2
1
CAPACITOR-FXD
1uF
50 V
04222
SR835ElD5MAAH
A4A5C13 0160-0334
3
1
CAPACITOR-FXD 47PF
+-.5PF
300VDC MICA -2
09023 CD15ED470003
A4A5C14
0160-2209
5
1
CAPACITOR-FXD 360PF +-5% 300VDC MICA
0+7
09023 CD15FD361J03
A4A5C15
0160-3538
5
1
CAPACITOR-FXD 750PF +-5%
1OOVDC
MICA
0+7
09023
RDM15F751JlC
A4A5C17
0160-4832
4
1
CAPACITOR-FXD
.OlUF
+-lo%
1OOVDC
CER
04222 SAlOlC103KAAH
A4A5C18
0160-4832
4
1
CAPACITOR-FXD
.OlUF
+-lo%
1OOVDC
CER
04222 SAlOlC103KAAH
A4A5C19
0160-4832
4
1
CAPACITOR-FXD
.OlUF
+-lo% IOOVDC CER
04222 SAlOlC103KAAH
A4A5C20
0160-4832
4
1
CAPACITOR-FXD
.OlUF
+-lo%
1OOVDC
CER
04222
SAlOlC103KAAH
A4ASC21 0160-4832
4
1
CAPACITOR-FXD
.OlUF
+-lo% IOOVDC CER
04222
SAlOlC103KAAH
A4A5C22
0160-4832
4
1
CAPACITOR-FXD
.OlUF
+-lo% IOOVDC CER
04222
SAlOlClD3KAAH
A4A5C23
0160-4832
4
1
CAPACITOR-FXD
.OlUF
+-lo% IOOVDC CER
04222
SAlOlC103KAAH
A4A5C24
0160-4832
4
1
CAPACITOR-FXD
.OlUF
+-lo%
1OOVOC
CER
04222
SA201C223KAAH
A4ASC25
0160-4833
5
1
CAPACITOR-FXD
.022UF
+-lo%
1OOVDC
CER
04222
SA201C223KAAH
A4A5C26
0160-4832
4
1
CAPACITOR-FXD
.OlUF
+-lo%
1OOVDC
CER
04222
SAlOlC103KAAH
A4A5C27
0160-4832 4
1
CAPACITOR-FXD
.OlUF
+-lo%
1OOVDC
CER
04222
SAlOlC103KAAH
A4A5C28
0160-4832
4
1
CAPACITOR-FXD
.OlUF
+-IO%
1OOVDC
CER
04222
SAlOlC103KAAH
A4A5C29 0160-4832 4
1
CAPACITOR-FXD .OlUF
+-lo%
1OOVDC
CER
04222 SAlOlC103KAAH
A4A5C31 0160-4832
4
1
CAPACITOR-FXD
.OlUF
+-10X
1OOVDC
CER
04222
SAlOlC103KAAH
A4A5C32 0160-2252 8
1
CAPACITOR-FXD
6.2pF
500 V
52763
A4A5C33
0160-4832
4
1
CAPACITOR-FXD
.OlUF
+-lo%
1OOVDC
CER
04222 SAlOlC103KAAH
A4A5C34
0160-4832
4
1
CAPACITOR-FXD
.OlUF
+-lo%
1OOVDC
CER
04222 SAlOlC103KAAH
A4A5C35
0160-4832
4
1
CAPACITOR-FXO
.OlUF
+-lo%
1OOVDC
CER
04222 SAlOlC103KAAH
A4A5C36
0160-4832
4
1
CAPACITOR-FXD
.OlUF
+-IO%
1OOVDC
CER
04222 SAlOlC103KAAH
A4A5C37 0160-2244 8
1
CAPACITOR-FXD
3pF
500 V
52763
A4ASC38
0160-4832
4
1
CAPACITOR-FXD
.DlUF
+-IO%
1OOVDC
CER
04222
SAlOlC103KAAH
A4A5C39 0160-4832
4
1
CAPACITOR-FXD
.OlUF
+-lo%
1OOVDC
CER
04222
SAlOlC103KAAH
A4A5C40
0160-4832
4
1
CAPACITOR-FXD
.OlUF
+-lo%
1OOVDC
CER
04222
SAlOlC103KAAH
A4ASC41 0160-4832
4
1
CAPACITOR-FXD
.OlUF
+-IO%
1OOVDC
CER
04222
SAlOlClD3KAAH
A4A5C42
0160-4832
4
1
CAPACITOR-FXO
.OlUF
+-10x
1OOVDC
CER
04222 SAlOlC103KAAH
A4A5C44
0160-4832
4
1
CAPACITOR-FXD
.OlUF
+-lo%
1OOVDC
CER
04222 SAlOlC103KAAH
A4A5C45
0160-2244
8
1
CAPACITOR-FXD
3pF
500 V
52763
A4A5C46
0180-0197 8
1
CAPACITOR-FXO
2.2UF+-10%
ZOVDC
TA
56289 150D225X9020A2-DYS
A4A5C47 0160-4832
4
1
CAPACITOR-FXD
.OlUF
+-IO%
1OOVDC
CER
04222 SAlOlC103KAAH
A4A5C48
0160-4832
4
1
CAPACITOR-FXD
.OlUF
+-lo%
1OOVDC
CER
04222
SAlOlC103KAAH
A4A5C49
0160-4832
4
1
CAPACITOR-FXD
.OlUF
+-lo%
1OOVDC
CER
04222
SAlOlC103KAAH
A4ASC50
0160-4832
4
1
CAPACITOR-FXD
.OlUF
+-lo%
1OOVDC
CER
04222
SAlOlC103KAAH
A4A5C51 0160-4832
4
1
CAPACITOR-FXD
.OlUF
+-lo%
1OOVDC
CER
04222
SAlOlClD3KMH
A4ASC52
0160-4832
4
1
CAPACITOR-FXD
.OlUF
+-IO%
1OOVDC
CER
04222
SAlOlC103KAAH
A4A5C53
0160-4832
4
1
CAPACITOR-FXD .OlUF +-10X
1OOVDC
CER
04222 SAlOlC103KAAH
*Indicates factory-selected value
8566240139 Parts List
Page
1
of
5

HP Part Number 85662-60139
A4AS
Step Gain
Description Mfr Part
Number
CAPACITOR-FXO .OlUF +-lo%
1OOVDC
CER
0422;
SAlOlC103KAAH
CAPACITOR-FXD
.OlUF
+-lo%
1OOVDC
CER
0422;
SAlOlC103KAAH
CAPACITOR-FXO
.OlUF
+-lo%
1OOVDC
CER
0422;
SAlOlC103KAAH
CAPACITOR-FXD
.OlUF
+-lo%
1OOVDC
CER
04221
SAlOlC103KAAH
CAPACITOR-FXD .OlUF +-10X
1OOVDC
CER
0422;
SAlOlC103KAAH
CAPACITOR-FXD
.OlUF
+-lo%
1OOVDC
CER
0422;
SAlOlC103KAAH
CAPACITOR-FXD .OlUF +-lo%
1OOVDC
CER
0422i
SAlOlC103KAAH
CAPACITOR-FXD
.OlUF
+-10X
1OOVDC
CER
0422i
SAlOlC103KAAH
CAPACITOR-FXD
.OlUF
+-lo%
1OOVDC
CER
0422i
SAlOlC103KAAH
CAPACITOR-FXD
35OuF
16 V AL-ELCTLT
56285
DIODE-VVC lN5144
22PF
10% C4/C60-MIN=3.2
0471:
DIODE-SWITCHING 30V
SOMA
ZNS
DO-35
7146E
DIODE-SWITCHING 30V 50MA 2NS DO-35
7146E
DIODE-SWITCHING 30V 50MA 2NS 00-35
7146E
3003576016DH2-DSM
lN5144
DIODE-PIN
1lOV
DIODE-PIN
1lOV
DIODE-PIN
1lOV
DIODE-SWITCHING 30V
DIODE-SWITCHING 30V
2848C
2848C
284813
2M627
2M627
DIODE-SWITCHING 30V
DIODE-PIN
1lOV 2M627
28480
71468
71468
02114
lSS135
lSS135
lSS135
DIODE-SWITCHING 30V
SOMA
2NS DO-35
DIODE-SWITCHING 30V 50MA 2NS DO-35
CORE-SHIELDING BEAD
56-590-65A2/4A
CORE-SHIELDING BEAD 02114
56-590-65A2/4A
CORE-SHIELDING BEAD 02114
56-590-65A2/4A
CORE-SHIELDING BEAD 02114
56-590-65A2/4A
CORE-SHIELDING BEAD 02114
56-590-65A2/4A
CORE-SHIELDING BEAD 02114
56-590-65A2/4A
CORE-SHIELDING BEAD 02114
56-590-65A2/4A
CORE-SHIELDING BEAD 02114
56-590-65A2/4A
CORE-SHIELDING BEAD 02114
56-590-65A2/4A
:ORE-SHIELDING
BEAD
02114
56-590-65A2/4A
:ORE-SHIELDING
BEAD
02114
56-590-65A2/4A
:ORE-SHIELDING
BEAD
:ORE-SHIELDING BEAD
:ORE-SHIELDING
BEAD
:ORE-SHIELDING BEAD
[NDUCTOR RF-CH-MLD
1.8UH
+-5%
.166D-INX.
02114
56-590-65A2/4A
02114
56-590-65A2/4A
02114
56-590-65A2/4A
02114
56-590-65A2/4A
24226 15M181J
[NDUCTOR RF-CH-ML0
1UH
+-lo%
.1050-INX.2 32159 lA1002M
+-lo%
INDUCTOR RF-CH-ML0
5.6UH
+-lo%
.166D-INX 99800 1537-30
[NDUCTOR RF-CH-MLD
5.6UH
+-lo%
.166D-INX 99800 1537-30
[NDUCTOR RF-CH-MLD 30UH +-5%
.1660-INX.3 99800 1537-50
[NDUCTOR RF-CH-MLD
5.6UH
+-lo%
.166D-INX 99800 1537-30
[NDUCTOR RF-CH-MLD 30UH +-5X
.166D-INX.3 99800 1537-50
INDUCTOR RF-CH-MLD 30UH +-5%
.166D-INX.3 99800 1537-50
INDUCTOR RF-CH-MLD 30UH +-5%
.166D-INX.3 99800 1537-50
INDUCTOR RF-CH-MLD 30UH +-5%
.166D-INX.3 99800 1537-50
*Indicates factoryselected value
Reference
Designatior
HP Part
Number
A4A5C54
0160-4832
A4A5C55
0160-4832
A4A5C56
0160-4832
A4ASC57
0160-4832
A4A5C58
0160-4832
A4A5C59 0160-4832
A4A5C61 0160-4832
A4A5C62
0160-4832
A4ASC63 0160-4832
A4A5C64
0180-2216
A4A5CRl 0122-0255
A4A5CR2
1901-0040
A4A5CR3 1901-0040
A4A5CR4
1901-0040
I
A4ASCR5
A4A5CR6
A4A5CR7
A4A5CR8
A4A5CR9
1901-1070
1901-1070
1901-1070
1901-1117
1901-1117
A4A5CRlO
A4A5CRll
A4A5CR12
A4A5CR13
A4A5El
1901-1117
1901-1070
1901-0040
1901-0040
3170-0029
A4ASE2
A4A5E3
A4ASE4
A4A5ES
A4ASE6
3170-0029
3170-0029
3170-0029
3170-0029
3170-0029
A4A5E7
A4A5E8
A4A5ElO
A4ASEll
A4A5E12
n70-0029
a170-0029
u70-0029
a170-0029
)170-0029
A4ASE13 a170-0029
5
A4ASE14 )170-0029
1
A4A5E15
n70-0029
3
A4A5E16
n70-0029
1
A4A5Ll 3140-0266
7
A4A5L2
A4A5L3
A4ASL4
A4A5L5
A4A5L6
#140-0158
j
~100-1618
I
uoo-1618
I
tlOO-1624
I
1100-1618
I
94A5LlO
44A5Lll
44A5L12
44ASL13
1100-1624
I
1100-1624
I
l100-1624
I
1100-1624
I
8566240139
Parts List
Page 2 of 5
at
1
1
1
1
1
1
1
1
1
1
1
1
1
1
1
1
1
1
1
1
1
1
1
1
1
1
1
1
1
1
1
1
1
1
1
1
1
1
1
1
1
1
1
1
1
1
1
1

HP Part Number 85662-60139
Reference
Designation
HP Part
Number
C
c
A4A5L14
9100-1624
!
A4A5MP
1
A4A5MP2
A4A5MP3
A4A5MP4
A4A5MP5
6960-0016
(
85662-20148
:
86701-40001
C
2200-0101
(
A4A5MP6
1200-0173
L
A4A5Ql 1854-0345
;
A4ASQ2 1853-0015
7
A4A5Q3 1854-0345
E
A4A5Q4 1853-0015
7
A4A5Q5
A4A5Q6
A4A5Q7
A4A5Q8
A4A5Q9
1854-0345
e
1853-0015
7
1854-0404
a
1854-0019
3
1853-0281
9
A4ASQlO
A4A5Qll
A4A5Q12
A4A5Q13
A4ASQ14
1854-0019
3
1854-0019
3
1854-0019
3
1854-0019
3
1854-0994
3
A4A5Q15
A4ASQ16
A4ASQ17
A4A5Rl
A4ASR2
1854-0994
3
L854-0019
3
1854-0994
3
1698-0084
9
!lOO-3103
6
A4A5R3
A4ASR4
A4A5R5
A4A5R6
A4A5R7
1757-0440
1757-0458
)757-0288
1757-0442
)757-0465
A4A5R8
1757-0439
4
A4A5R9
1757-0439
4
A4A5RlO*
1698-0083
3
A4ASRll
1757-0421
4
A4A5R12
1757-0442
3
A4A5R13
A4A5R14
A4A5R15
A4ASR16
A4A5R17
1757-0465
5
1757-0442
3
1757-0442
3
1757-0401
I
1757-0346
?
A4ASR18
1698-3444
A4A5R19
1698-3437
A4A5R20
1698-0083
A4A5R21
1698-3444
A4A5R22
1757-0346
A4A5R23 698-3437
-
T
-
1
1
1
1
1
1
1
1
1
1
1
1
1
1
1
1
1
1
1
1
1
1
1
1
1
1
1
1
1
1
1
1
1
1
1
1
1
1
1
1
1
1
1
1
1
1
-
A4A5 Step Gain
Description
INDUCTOR RF-CH-MLD 30UH +-5%
.166D-INX.:
Mfr Mfr Part
Code Number
99800 1537-50
PLUG-HOLE TR-HD FOR
.125-O-HOLE
NYL
COVER STEP GAIN
EXTRACTOR PC
NOT ASSIGNED
02766 207-080501-01-0101
28480 65662-20148
28480 86701-40001
SCREW-MACH 4-40
.188-IN-LG
PAN-HD-POZI
77250
INSULATOR-XSTR DAP-GL
TRANSISTOR NPN
2N5179
SI TO-72
PD=LOOMW
TRANSISTOR PNP SI
PD=200MW
FT=500MHZ
TRANSISTOR NPN
2N5179
SI TO-72
PD=LOOMW
TRANSISTOR PNP SI
PD=ZOOMW
FT=500MHZ
07047
04713
04713
04713
04713
A-10001 OAP
2N5179
2N5179
TRANSISTOR NPN
2N5179
SI TO-72 PD=EOOMW
04713
TRANSISTOR PNP SI
PD=ZOOMW
FT=SOOMHZ 04713
TRANSISTOR NPN SI TO-18 PD=360MW
04713
TRANSISTOR NPN SI TO-18 PD=360MW
04713
TRANSISTOR PNP
2N2907A
SI TO-18
PD=400MW 04713
2N5179
2N2907A
TRANSISTOR NPN SI TO-18 PD=360MW
TRANSISTOR NPN SI TO-18 PD=360MW
TRANSISTOR NPN SI TO-18 PO=360MW
TRANSISTOR NPN
SI
TO-18 PD=360MW
TRANSISTOR NPN SI TO-72 PD=POOMW
04713
04713
04713
04713
04713 2N5179(SEL
TRANSISTOR NPN SI TO-72 PD=ZOOMW
04713
TRANSISTOR NPN SI TO-18 PD=360MW
04713
TRANSISTOR NPN SI TO-72 PD=200MW
04713
RESISTOR
2.15K
1%
.125W
TF TC=O+-100
19701
RESISTOR-TRMR
10K
10% TKF SIDE-ADJ 17-TR
73138
2N5179(SEL
2N5179(SEL)
SFR25H
89PR10K
RESISTOR
7.5K
+-1%
.125W
TF TC=O+-100
19701
SFR25H
RESISTOR
51.1K
+-1%
.125W
TF TC=O+-100
19701
SFR25H
RESISTOR 9.09K +-1%
.125W
TF TC=O+-100
19701
SFR25H
RESISTOR
10K
+-1X
.125W
TF TC=O+-100
19701
SFR25H
RESISTOR
1OOK
+-1%
.125W
TF TC=O+-100
19701
SFR25H
RESISTOR
6.81K
+-1%
.125W
TF TC=O+-100
19701
SFR25H
RESISTOR
6.81K
+-1%
.125W
TF TC=O+-100
19701
SFR25H
?ESISTOR
1.96K
1%
.125W
TF TC=O+-100
19701
SFR25H
?ESISTOR
825 +-1%
.125W
TF TC=O+-100
19701
SFR25H
?ESISTOR
10K
+-1%
.125W
TF TC=O+-100
19701
SFR25H
7ESISTOR
1OOK
+-1X
.125W
TF TC=O+-100
19701
SFR25H
7ESISTOR
10K
+-1%
.125W
TF TC=O+-100
19701
SFR25H
7ESISTOR
10K
+-1X
.125W
TF TC=O+-100
19701
SFR25H
7ESISTOR
100 +-1%
.125W
TF TC=O+-100
19701
SFR25H
7ESISTOR
10 +-1%
.125W
TF TC=O+-100
91637 CMF-55-1, T-l
?ESISTOR
316 1%
.125W
TF TC=O+-100
IESISTOR
133 1%
.125W
TF TC=O+-100
{ESISTOR
1.96K
1%
.125W
TF TC=O+-100
1ESISTOR
316 1%
.125W
TF TC=O+-100
IESISTOR
10 +-1%
.125W
TF TC=O+-100
{ESISTOR
133 1%
.125W
TF TC=O+-100
19701
SFR25H
19701
SFR25H
19701
SFR25H
19701
SFR25H
91637 CMF-55-1, T-l
19701
SFR25H
*Indicates factory-selected value
85662-60139
Parts List
Page 3 of 5

HP Part Number 85662-60139
A4AS
Step Gain
Description
Mfr
Mfr Part
Code Number
RESISTOR
1.96K
1%
.125W
TF TC=O+-100
19701 SFR25H
RESISTOR 3.16K +-1%
.125W
TF TC=O+-100
19701 SFR25H
RESISTOR 3.16K +-1%
.125W
TF TC=O+-100
19701 SFR25H
RESISTOR
6.19K
+-1%
.125W
TF TC=O+-100
19701 SFR25H
RESISTOR 316 1%
.125W
TF TC=O+-100
19701 SFR25H
RESISTOR 61.9 +-1%
.125W
TF TC=O+-100
19701 SFR25H
RESISTOR 464K 1%
.125W
TF TC=O+-100
19701 SFR25H
RESISTOR
1K
+-1%
.125W
TF TC=O+-100
19701 SFR25H
RESISTOR-TRMR 5K 10% TKF SIDE-ADJ 17-TRN
73138 89PR5K
RESISTOR-TRMR
1M
20% TKF SIDE-ADJ 17-TRN
73138 89PRlM
RESISTOR
1OOK
+-1%
.125W
TF TC=O+-100
19701 SFR25H
RESISTOR 261 1%
.125W
TF TC=O+-100
19701 SFR25H
RESISTOR
1K
+-1%
.125W
TF TC=O+-100
19701 SFR25H
RESISTOR 61.9 +-1%
.125W
TF TC=O+-100
19701 SFR25H
RESISTOR 100 +-1%
.125W
TF TC=O+-100
19701 SFR25H
RESISTOR
6.19K
+-1%
.125W
TF TC=O+-100
19701 SFR25H
RESISTOR 316 1%
.125W
TF TC=O+-100
19701 SFR25H
RESISTOR 46.4 1%
.125W
TF TC=O+-100
19701 SFR25H
RESISTOR
4641:
1%
.125W
TF TC=O+-100
19701 SFR25H
RESISTOR
1K
+-1%
.125W
TF TC=O+-100
19701 SFR25H
RESISTOR-TRMR 5K 10% TKF SIDE-ADJ 17-TRN
73138
89PR5K
RESISTOR
1K
+-1%
.125W
TF TC=O+-100
19701 SFR25H
RESISTOR 750 +-1%
.125W
TF TC=O+-100
19701 SFR25H
RESISTOR 61.9 +-1%
.125W
TF TC=O+-100
19701 SFR25H
RESISTOR 46.4 1%
.125W
TF TC=O+-100
19701 SFR25H
RESISTOR
6.19K
+-1%
.125W
TF TC=O+-100
19701 SFR25H
RESISTOR 316 1%
.125W
TF TC=O+-100
19701 SFR25H
RESISTOR-TRMR 20K 10% TKF SIDE-ADJ 17-TR
73138
89PR20K
RESISTOR 464K 1%
.125W
TF TC=O+-100
19701 SFR25H
?ESISTOR
1K
+-1%
.125W
TF TC=O+-100
19701 SFR25H
IESISTOR-TRMR
SK
10% TKF SIDE-ADJ 17-TRN
73138 89PRSK
?ESISTOR
750 +-1%
.125W
TF TC=O+-100
19701 SFR25H
?ESISTOR
1K
+-1%
.125W
TF TC=O+-100
19701 SFR25H
?ESISTOR
2.15K
1%
.125W
TF TC=O+-100
19701 SFR25H
tESISTOR
4641:
1%
.125W
TF TC=O+-100
19701 SFR25H
IESISTOR
121 +-1%
.125W
TF TC=O+-100
19701 SFR25H
XESISTOR
1.96K
1%
.125W
TF TC=O+-100
19701 SFR25H
ZESISTOR 75 +-1%
.125W
TF TC=O+-100
19701 SFR25H
ZESISTOR
1K
+-1%
.125W
TF TC=O+-100
19701 SFR25H
tESISTOR
10K
+-1%
.125W
TF TC=O+-100
19701 SFR25H
ZESISTOR
10K
+-1%
.125W
TF TC=O+-100
19701 SFR25H
ZESISTOR
2.15K
1%
.125W
TF TC=O+-100
19701 SFR25H
tESISTOR
464K 1%
.125W
TF TC=O+-100
19701 SFR25H
tESISTOR
56.2
+-1X
.125W
TF TC=O+-100
19701 SFR25H
(ESISTOR
681 +-1%
.125W
TF TC=O+-100
19701 SFR25H
lESISTOR
100 +-1%
.125W
TF TC=O+-100
19701 SFR25H
[ESISTOR
1K
+-1%
.125W
TF TC=O+-100
19701 SFR25H
(ESISTOR
2.15K
1%
.125W
TF TC=O+-100
19701 SFR25H
*Indicates factory-selected value
Reference
Designatior
HP Part
Number
C
t
A4A5R24 0698-0083
;
A4A5R25
0757-0279
(
A4A5R26
0757-0279
I
A4ASR27
0757-0290
I
A4A5R28
0698-3444
A4A!iR29
0757-0276
A4A5R30
0698-3260
A4A5R3
1
0757-0280
A4ASR32
2100-3056
!
A4A5R33
2100-3163
t
A4ASR34
0757-0465
t
A4A5R35
0698-3132
i
A4A5R36
0757-0280
:
A4A5R37
0757-0276
;
A4A5R38
0757-0401
(
A4A5R39
0757-0290
1
A4A5R40
0698-3444
i
A4A5R41 0698-4037
(
A4ASR42
0698-3260
E
A4A5R43
A4ASR44
A4A5R45
A4ASR46
A4A5R47
0757-0280
2100-3056
D757-0280
D757-0420
D757-0276
A4A5R48
3698-4037
C
A4A5R49 3757-0290
E
A4ASRSO
3698-3444
;
A4A5R51 !lOO-3161
6
A4A5R52
3698-3260
9
A4ASR53
A4A5R54
A4A5R55
A4A5R56
A4ASR59
J757-0280
3
!lOO-3056
8
1757-0420
3
1757-0280
3
1698-0084
9
A4A5R60
1698-3260
9
A4A5R61 1757-0403
2
A4A5R62* 1698-0083
8
A4A5R63 1757-0398
4
A4A5R64 1757-0280
3
A4ASR65 1757-0442
A4ASR66 1757-0442
A4ASR67
1698-0084
A4ASR68 1698-3260
A4A5R69
1757-0395
A4A5R70*
1757-0419
A4A5R71
1757-0401
R4A5R80
1757-0280
R4A5R83
1698-0084
85662-60139
Parts List
Page 4 of 5
M
1
1
1
1
1
1
1
1
1
1
1
1
1
1
1
1
1
1
1
1
1
1
1
1
1
1
1
1
1
1
1
1
1
1
1
1
1
1
1
1
1
1
1
1
1
1
1
1

Reference HP Part
Designation
Number
A4A5R84 3698-3260
A4A5R85
1698-3435
(
A4A5R86*
1698-3443
(
A4A5R87 1698-3438
:
A4A5R88
1757-0317
i
A4A5R89 1757-0280
:
A4A5R90
A4A5R91
A4A5R92
A4ASR93
A4ASR96
1757-0442
c
1757-0280
:
1698-3260
s
1757-0180
i
1757-0401
(
A4A5R97 1757-0346
A4A5TPl 1251-0600
A4ASTP2 1251-0600
A4A5TP3
!251-0600
A4A5Ul 1826-1058
A4ASVRl
.902-3104
A4ASYl
1410-1489
-
m
-
1
1
1
1
1
1
1
1
1
1
1
1
1
1
1
1
1
1
-
HP Part Number 85662-60139
A4AS
Step Gain
Description
RESISTOR 464K 1%
.125W
TF TC=O+-100
19701 SFR25H
RESISTOR 38.3 1%
.125W
TF TC=O+-100
19701 SFR25H
RESISTOR 287 1%
.125W
TF TC=O+-100
19701 SFR25H
RESISTOR 147 1%
.125W
TF TC=O+-100
19701 SFR25H
RESISTOR
1.33K
+-1%
.125W
TF TC=O+-100
19701 SFR25H
RESISTOR
1K
+-1X
.125W
TF TC=O+-100
19701 SFR25H
RESISTOR
10K
+-1%
.125W
TF TC=O+-100
19701 SFR25H
RESISTOR
1K
+-1X
.125W
TF TC=O+-100
19701 SFR25H
RESISTOR 464K 1%
.125W
TF TC=O+-100
19701 SFR25H
RESISTOR 31.6 +-1%
.125W
TF TC=O+-100
19701 SFR25H
RESISTOR 100 +-1%
.125W
TF TC=O+-100
19701 SFR25H
RESISTOR 10 +-1%
.125W
TF TC=O+-100
91637 CMF-55-l. T-l
CONNECTOR-SGL CONT PIN 1.14-MM-BSC-SZ
SQ
27264 16-06-0034
CONNECTOR-SGL CONT PIN 1.14-MM-BSC-SZ
SQ
27264 16-06-0034
CONNECTOR-SGL CONT PIN 1.14-MM-BSC-SZ SQ
27264 16-06-0034
IC OP AMP GP
8-TO-99
PKG 06665
OP-OECJ
DIODE-ZNR
5.62V
5% DO-35 PD=.4W
04713
CRYSTAL-QUARTZ 18.4 MHZ HC-32/U-HLDR 33096
Mfr
Mfr Part
Code Number
*Indicates factory-selected
vahe
8566240139 Parts List
Page 5 of 5


Cl0
-
FREO
ZERO
LO
ONs+l3V
LO
OFF%+OV
/t:,V
ADJ
1
-*
-
R32
SGlO
L
R33
CAL
\
R54
SGZO-2
-----R5l
VR
A4A5 Step Gain Component Locations, 85662-60139


A4A6
A4A6A
1
Up
Converter,
Circuit
Description
For narrow
(51
kHz)
bandwidths,
A4A6Al
Up Converter Assembly converts the 3 MHz IF
signal from A4A7 3 MHz Filter to a 21.4 MHz IF signal and sends it to
A4A5
Step Gain. For
wide
(23
kHz)
bandwidths, the 21.4 MHz from
A4A6A2
Down Converter is amplified and
sent to A4A5.
Variable Gain Amplifier
@
The Variable Gain Amplifier has about 6
dB
of gain to compensate for the loss incurred by
the 50 Ohm Driver in
A4A6A2,
which converts the 21.4 MHz IF signal into a 50 Ohm system.
21.4 MHz IF Switch
@
For wide
(23
kHz)
bandwidths, the SWITCH line goes to +15 V, which turns
QS
off. This
forward biases CR3 (the current is sunk through the LO Driver and Buffer Amplifier) and
reverse biases CR2, allowing the 21.4 MHz IF signal to pass through CR3 and then to A4A5.
For narrow
(51
kHz)
bandwidths, the SWITCH line goes to 1 V, turning
QS
on. The
collector of
QS
goes to about
+15
V, which turns the LO Driver on, forward biases CR2, and
reverse biases CR3, breaking the path from the Variable Gain Amplifier.
LO Driver and Buffer Amplifier
@
This circuit is only on for bandwidths
_<l
kHz.
It consists of an emitter follower (Q7) driving
a common base stage (Q8) which in turn drives a common emitter stage
(Q9).
The voltages
and signal levels are indicated on the schematic.
Mixer
@I
The Mixer is double balanced and has about 6
dB
conversion loss. It mixes the 3 MHz IF
signal from A4A7 with the 18.4 MHz LO signal from the LO Driver and Buffer Amplifier to
produce a 21.4 MHz signal through the 21.4 MHz
Bandpass
Amplifier to A4A5.
21.4 MHz
Bandpass
Amplifier
@
This is a common emitter amplifier with about 7
dB
of gain. It is preceded by a wide
(BW
z
5 MHz)
bandpass
filter (R61, C32, and L2) and followed by a narrow (BW
z
10
kHz)
bandpass
(Tl,
Yl,
L8, and R60).
Th
e
wide filter attenuates harmonics of the 18.4 MHz LO,
and the narrow filter attenuates the fundamental of the 18.4 MHz LO. 18.4 MHz NULL
adjustment C31 compensates for the case capacitance of the crystal. The crystal
Yl
and
inverting transformer
Tl
are driven by an emitter follower Q4. The output emitter follower is
turned on and off by the SWITCH line.
A4A6
1

A4A6A2
Down
Converter,
Circuit
Description
For resolution bandwidths
51
kHz,
A4A6A2 Down Converter converts the 21.4 MHz IF signal
from A20 Third Converter down to a 3 MHz IF signal. For resolution bandwidths
23
kHz,
the 21.4 MHz is not converted but is sent through
A4A6Al
Up Converter to A4A5 Step Gain.
Switch
@
and
50
Ohm Driver
@
For bandwidths >3
kHz,
the SWITCH line is +15 V and Q7 is off. R38 in the LO Driver
and Buffer Amplifier pulls the collector of Q7 to less than 0 V. This forward biases CR3
and reverse biases CR5, passing the 21.4 MHz IF signal to the 50 Ohm Driver, where it is
converted to a 50 Ohm system (6
dB
loss) and sent to
A4A6Al.
For bandwidths
_<l
kHz,
the SWITCH line is 0 V, turning Q7 on. The collector Q7 goes to
almost
+15
V, which turns CR5 on (shorting any signal that might pass through CR3) and
CR3 off. Q7 also turns the LO on.
LO Driver and Buffer Amplifier
@I
This circuit is only on for bandwidths
51
kHz.
It consists of an emitter follower
QS
driving
a common base stage Q5 which in turn drives a common emitter stage Q2. The proper bias
voltages and signal levels are shown on the schematic.
Mixer and Driver
@
Ql
is an emitter follower driving a step-down transformer. The turns ratio is about
4-l/2
to
1, which yields a 12
dB
loss and drives the Mixer from a low impedance. The Mixer has an
additional 5
dB
loss.
3 MHz
Bandpass
Amplifier
@
This amplifier compensates for the losses of the transformer
Tl
and the mixer
Ul.
The filter
at the output, consisting of L5, C22, and R52, has less than 1
dB
of loss at 3 MHz.
2
A4A6

A4A6
Down/Up
Converter,
Troubleshooting
If the resolution bandwidths less than 3
kHz
are not working properly, the fault is most likely
on the Down/Up Converter or the 3 MHz Bandwidth Filter boards.
If only noise is displayed, check the voltage on the SWITCH control lines. If the SWITCH
line is working, the 18.4 MHz LO signal levels should be tested. The 18.4 MHz Oscillator is
located on the A4A5 Step Gain board.
A4A6A2R33*
may have to be changed if mixer
A4A6A2Ul
is replaced. Refer to the
Performance Tests and Adjustments Manual for the correct procedure for selecting this value.
Note that the SWITCH control line voltage is different on the
A4A6Al
Up Converter board.
This is due to a 100 Ohm resistor, R4, on the A4AlO IF Video Motherboard.
A4A6
3

A4A6 Down/Up Converter
Reference
HP Part
Designation
Number
A4A6 35662-60018
A4A6Al 35662-60006
A4A6A2 35662-60005
A4A6Jl 1250-2112
A4A6J2 L250-2112
A4A6MPl
390-0557
A4A6MP2
A4A6MP3
A4A6MP5
A4A6MP6
A4A6MP7
!200-0101
!950-0078
15662-20039
16701-40001
i960-0016
C
c
t
I
I
;
;
(
c
1
E
(
-
w
-
1
1
1
1
1
2
4
2
1
2
2
-
Description
BOARD ASSEMBLY, DOWN/UP CONVERTER
284BC
85662-60018
BOARD ASSEMBLY, UP CONVERTER 284BC
85662-60006
BOARD ASSEMBLY, DOWN CONVERTER
28480
85662-60005
CONNECTOR-RF SMB
M
SGL-HOLE-FR 50-OHM
98291
051-047-0259-220
CONNECTOR-RF
St48
M
SGL-HOLE-FR 50-OHM
98291
051-047-0259-220
WASHER-LK INTL T NO. 10
.195-IN-ID 78189 1210-06-00-0551
SCREW-MACH 4-40
.lBB-IN-LG
PAN-HD-POZI
NUT-HEX-DBL-CHAM
lo-32-THD
.D67-IN-THK
COVER, DOWN/UP CONVERTER
EXTRACTOR PC
PLUG-HOLE TR-HD FOR
.125-D-HOLE
NYL
77250
74163
28480
28480
02768
500220
85662-20039
867Dl-40001
207-080501-01-0101
CZe
Mfr Part
Number
Wuiicates
factory-selected value
8566240018 Parts List
Page 1 of 1

HP Part Number 85662-60006
A4A6Al Up Converter
Reference HP Part C
Designation Number
D
Qty
I
I
Description
A4A6Al 85662-6000E
6
1
BOARD ASSEMBLY, UP CONVERTER
A4A6AlC2 0160-2055
9
1
CAPACITOR-FXD
.OlUF
+BO-20%
1OOVDC
CER
A4A6AlC4 0160-4084
a
1
CAPACITOR-FXD
O.luF
50 V
A4A6AlC5
0160-2055
9
1
CAPACITOR-FXD
.OlUF
+BO-20%
1OOVDC
CER
A4A6AlC6 0160-2055
9
1
CAPACITOR-FXD
.OlUF
+BO-20%
1OOVDC
CER
A4A6AlC9 0160-4084
a
I
CAPACITOR-FXD
O.luF
50 V
A4A6AlCll 0160-2055
9
1
CAPACITOR-FXD
.OlUF
+BO-20%
1OOVDC
CER
A4A6AlC12 0160-2055
9
1
CAPACITOR-FXD
.OlUF
+80-20X
1OOVDC
CER
A4A6AlC13 0160-2055
9
1
CAPACITOR-FXD
.OlUF
+BO-20%
1OOVDC
CER
A4A6AlC16 0160-2055
9
1
CAPACITOR-FXD
.OlUF
+80-20X
1OOVDC
CER
A4A6AlC17 0160-2055
9
1
CAPACITOR-FXD
.OlUF
+BO-20%
1OOVDC
CER
A4A6AlClB 0160-2055
A4A6AlC19 0160-2055
A4A6AlC20
0160-2055
A4A6AlC21 0160-2055
A4A6AlC22
0160-2055
A4A6AlC23 0160-2055
A4A6AlC24 0160-2055
A4A6AlC25 0160-2055
A4A6AlC26 0160-2055
A4A6AlC27 0160-2244
9
1
CAPACITOR-FXD
.OlUF
+BO-20%
1OOVDC
CER
9
1
CAPACITOR-FXD
.OlUF
+BO-20%
1OOVDC
CER
9
1
CAPACITOR-FXD
.OlUF
+BO-20%
1OOVDC
CER
9
1
CAPACITOR-FXD
.OlUF
+BO-20%
1OOVDC
CER
9
1
CAPACITOR-FXD
.OlUF
+80-20x
1OOVDC
CER
A4A6AlC30
0160-2055
A4A6AlC31 0121-0453
A4A6AlC32 0140-0199
A4A6AlCR2 1901-0047
A4A6AlCR3 1901-0047
9
1
CAPACITOR-FXD
.OlUF
+BO-20%
1OOVDC
CER
9
1
CAPACITOR-FXD
.OlUF
+BO-20%
1OOVDC
CER
9
1
CAPACITOR-FXD
.OlUF
+BO-20%
1OOVDC
CER
9
1
CAPACITOR-FXD
.OlUF
+BO-20%
1OOVDC
CER
a
1
CAPACITOR-FXD
3pF
500 V
9
1
CAPACITOR-FXD
.OlUF
+BO-20%
1OOVDC
CER
5
1
CAPACITOR-V TRMR-AIR
1.3-5.4PF
175V PC-M
6
1
CAPACITOR-FXD 24DPF
+-5X
300VDC MICA
a 1
DIODE-SWITCHING 20V 75MA IONS DO-35
a 1
DIODE-SWITCHING 20V 75MA
1ONS
DO-35
A4A6AlCR4
A4A6AlEl
A4A6AlE2
A4A6AlE3
A4A6AlE4
A4A6AlE5
A4A6AlE6
A4A6AlE7
A4A6AlLl
A4A6AlL2
A4A6AlL4
A4A6AlL5
A4A6AlL7
A4A6AlLB
A4A6AlMP2
1901-0047
9170-0029
9170-0029
9170-0029
9170-0029
9170-0029
9170-0029
9170-0029
9140-0112
9100-1611
9100-1624
9100-1620
9140-0112
9100-1618
a 1
DIODE-SWITCHING 20V 75MA
1ONS
DO-35
3
1
CORE-SHIELDING BEAD
3
1
CORE-SHIELDING BEAD
3
1
CORE-SHIELDING BEAD
3
1
CORE-SHIELDING BEAD
3
1
CORE-SHIELDING BEAD
3
1
CORE-SHIELDING BEAD
3
1
CORE-SHIELDING BEAD
2
1
INDUCTOR RF-CH-MLD
4.7UH
+-lo%
.166D-INX
4
1
INDUCTOR RF-CH-MLD 220NH +-20%
.166D-INX
9
1
INDUCTOR RF-CH-MLD 30UH +-5%
.166D-INX.3
5
1
INDUCTOR RF-CH-MLD
15UH
+-lo%
.166D-INX.
2
1
INDUCTOR RF-CH-MLD
4.7UH
+-lo%
.166D-INX
1
1
INDUCTOR RF-CH-MLD
5.6UH
+-lo%
.166D-INX
NOT ASSIGNED
A4A6AlMP3 1200-0758
A4A6AlQl 1854-0019
A4A6AlQ2 1853-0007
A4A6AlQ3 1854-0345
A4A6AlQ4 1854-0019
A4A6AlQ5 1854-0247
2
1
SOCKET-CRYSTAL 2-CONT HC-25/U DIP-SLOR
3
1
TRANSISTOR NPN SI TO-18 PD=360MW
7 1
TRANSISTOR PNP
2N3251
SI TO-18 PD=360MW
a 1
TRANSISTOR NPN
2N5179
SI TO-72 PD=ZOOMW
3
1
TRANSISTOR NPN SI TO-18 PD=360MW
9 1
TRANSISTOR NPN SI TO-39
PD=lW
FTdOOMHZ
Mfr
Part
Number
85662-60006
805-504 Y~V 1032
lC20X7R104MD50B
805-504 Y~V 1032
805-504 YSV 1032
lC20X7R104M050B
805-504 Y~V 1032
805-504 Y~V 1032
805-504 Y~V 1032
805-504 Y~V 1032
805-504 Y~V 1032
805-504 Y~V 1032
805-504
Y~V 1032
805-504
Y~V 1032
805-504 Y~V 1032
805-504
Y~V 1032
805-504
Y~V 1032
805-504
Y~V 1032
805-504
Y~V 1032
805-504 Y~V 1032
805-504
Y~V
1032
187-0303-125
CD15FD241J03
56-590-65A2/4A
56-590-65A2/4A
56-590-65A2/4A
56-590-65A2/4A
56-590-65A2/4A
56-590-65A2/4A
56-590-65A2/4A
1537-28
1537-02
1537-50
1537-40
1537-28
1537-30
8004-1623
2N3251
2N5179
*Indicates factory-selected value
85662-6WO6
Parts List
Page 1 of 2

Reference HP Part
Designation
Number
A4A6AlQ6
A4A6AlQ7
A4A6AlQB
A4A6AlQ9
1853-0007
1854-0019
1854-0019
1854-0019
A4A6AlRl 0757-0401
A4A6AlR4 0757-1094
A4A6AlR5 0757-0465
A4A6AlR6
0757-0438
A4A6AlR9 0698-3442
A4A6AlRlO
0757-0400
A4A6AlR12 0757-0279
A4A6AlR13
0757-0279
A4A6AlR14
0757-0465
A4A6AlR15 0757-0280
A4A6AlR16 3757-0317
A4A6AlR17 3757-0442
A4A6AlRlB
3757-0442
A4A6AlR19
3757-0280
A4A6AlR20
1757-0280
A4A6AlR21
1757-0180
A4A6AlR22
)757-0180
A4A6AlR23
1757-0346
A4A6AlR24
1757-0416
A4A6AlR25
)757-0280
A4A6AlR26
1757-0394
A4A6AlR27
1757-0439
A4A6AlR28
)757-0442
A4A6AlR29
1100-3154
R4A6AlR30
1698-3439
44A6AlR32
1757-0419
44A6AlR33
1757-0346
44A6AlR34
1757-0442
44A6AlR35
1698-3444
44A6AlR50
‘757-0442
\4A6AlR51
757-0447
\4A6AlR60 757-0416
\4A6AlR61
757-0401
\4A6AlTl
5662-80002
\4A6AlTP2
251-0600
\4A6AlTP3
A4A6AlUl
A4A6AlWl
A4A6AlY 1
251-0600
1955-0084
1151-0014
85662-60006
Parts List
Page 2 of 2
;H
I
1
1
1
1
1
1
1
1
1
1
1
1
1
1
1
1
1
1
1
1
1
1
1
1
1
1
1
1
1
1
1
1
1
I
1
1
?ESISTOR
100 +-1%
.125W
TF
TC=O+-100 1970 SFR25H
tESISTOR
1.47K
+-1%
.125W
TF
TC=O+-100 1970 SFR25H
7ESISTOR
1OOK
+-1%
.125W
TF TC=O+-100
1970 SFR25H
7ESISTOR
5.11K
+-1%
.125W
TF TC=O+-100
1970 SFR25H
{ESISTOR
237 1%
.125W
TF TC=O+-100
1970.
SFR25H
-
tY
I
I
I
I
I
I:
F
I;
I;
I;
fi
Ii
R
R
R
R
R
R
R
R
R
R
R
R
R
R
R:
RI
RI
RI
RI
RI
RI
Cl
C(
C(
U
W
C
S
A
Description
TRANSISTOR PNP
2N3251
SI TO-18
PD=360MW
0471
TRANSISTOR NPN SI TO-18 PD=360MW
0471
TRANSISTOR NPN SI TO-18 PD=360MW
0471
TRANSISTOR NPN SI TO-18 PD=360HW
0471
lESISTOR
90.9 +-1%
.125W
TF TC=O+-100
1970:
SFR25H
lESISTOR
3.16K
+-1%
.125W
TF
TC=O+-100
1970:
SFR25H
lESISTOR
3.16K
+-1X
.125W
TF TC=O+-100
1970:
SFR25H
lESISTOR
1OOK
+-1%
.125W
TF TC=O+-100
19701
SFR25H
LESISTOR
1K
+-1%
.125W
TF TC=O+-100
19701
SFR25H
!ESISTOR
1.33K
+-1%
.125W
TF TC=O+-100
19701
SFR25H
!ESISTOR
10K
+-1%
.125W
TF TC=O+-100
19701
SFR25H
!ESISTOR
10K
+-1%
.125W
TF TC=O+-100
19701
SFR25H
!ESISTOR
1K
+-1%
.125W
TF TC=O+-100
19701
SFR25H
:ESISTOR
1K
+-1%
.125W
TF TC=O+-100
19701
SFR25H
ESISTOR 31.6 +-1%
.125W
TF TC=O+-100
19701
SFR25H
ESISTOR 31.6 +-1%
.125W
TF TC=O+-100
19701
SFR25H
ESISTOR 10 +-1%
.125W
TF TC=O+-100
91637 CMF-55-1, T-l
ESISTOR 511 +-1%
.125W
TF TC=O+-100
19701
SFR25H
ESISTOR
1K
+-1%
.125W
TF TC=O+-100
19701
SFR25H
ESISTOR 51.1 +-1%
.125W
TF TC=O+-100
19701
SFR25H
ESISTOR
6.BlK
+-1%
.125W
TF TC=O+-100
19701
SFR25H
ESISTOR
1DK
+-1%
.125W
TF
TC=O+-100
19701
SFR25H
ESISTOR-TRMR
1K
10% TKF SIDE-ADJ
17-TRN 73138
89PRlK
ESISTOR
178
1%
.125w
TF
TC=O+-100
19701
SFR25H
ESISTOR 681
+-1X
.125W
TF
TC=O+-100
19701
SFR25H
ESISTOR 10 +-1%
.125W
TF TC=O+-100
91637 CMF-55-1, T-l
ESISTOR
10K
+-1%
.125W
TF TC=O+-100
19701
SFR25H
ESISTOR 316 1%
.125W
TF TC=O+-100
19701
SFR25H
ESISTOR
10K
+-1X
.125W
TF TC=O+-100
19701
SFR25H
ESISTOR
16.2K
+-1%
.125W
TF TC=O+-100
19701
SFR25H
ESISTOR 511 +-1X
.125W
TF TC=O+-100
19701
SFR25H
ESISTOR 100 +-1%
.125W
TF TC=O+-100
19701
SFR25H
3IL
ASSEMBLY TRANSFORMER
28480 85662-80002
INNECTOR-SGL
CONT PIN
1.14-MM-BSC-SZ
SQ
27264 16-06-0034
INNECTOR-SGL
CONT PIN
1.14-MM-BSC-SZ
SQ
-WAVE MIXER 500 MHZ MAX
IRE 24AWG
1X24
RYSTAL, QUARTZ, PART
OF
A MATCHED SET 0
IX, INCLUDES
A4A4Yl-3.
A4A6AlYl.
AND
4Aayl-2
(REFER TO
~4~4~1)
HP Part Number 85662-60006
A4A6Al Up Converter
*Indicates factory-selected value
Mfr Mfr Part
COdC
Number
27264
15542
94130
2N3251
16-06-0034
SRA-lH-32

HP Part Number 85662-60005
A4A6A2 Down Converter
Description
Mfr
Mfr Part
Codd
Number
BOARD ASSEMBLY, DOWN CONVERTER 2848 85662-60005
CAPACITOR-FXD
.OllJF
+80-20%
IODVDC
CER
805-504
Y5V
1032
CAPACITOR-FXD .OlUF +8D-20%
1OOVDC
CER 805-504
Y5V
1032
CAPACITOR-FXD
.OllJF
+80-20% IOOVDC CER
805-504
Y5V
1032
CAPACITOR-FXD
.DlUF
+80-20%
1DOVDC
CER 805-504
Y5V
1032
CAPACITOR-FXD
.OlUF
+80-20%
1OOVDC
CER
805-504
Y5V
1032
CAPACITOR-FXD
.OlUF
+80-20%
1OOVDC
CER
CAPACITOR-FXD
.OlUF
+80-20%
1ODVDC
CER
CAPACITOR-FXD
.OlUF
+80-20%
1OOVDC
CER
CAPACITOR-FXD
.OlUF
+80-20%
1OOVDC
CER
CAPACITOR-FXD
15OPF
+-5%
SOOVDC
MICA
0+7
0902:
805-504
Y5V
1032
805-504
Y5V
1032
805-504
Y5V
1032
805-504
Y5V
1032
CD15FD151JO3
CAPACITOR-FXD
.OlUF
+80-20%
1OOVDC
CER
CAPACITOR-FXD
.DlUF
+8D-20%
1OOVDC
CER
CAPACITOR-FXD
.OlUF
+80-20%
1OOVDC
CER
CAP-FXD
O.luF
50 V
CAP-FXD
O.luF
50 V
5628<
56285
805-504
Y5V
1032
805-504
Y5V
1032
805-504
Y5V
1032
lC20X7RlD4M050B
lC2DX7R104M050B
CAPACITOR-FXD
.DlUF
+80-20%
1ODVDC
CER
CAP-FXD
3OOpF
300 V MICA
CAPACITOR-FXD 82PF +-5% 300VDC MICA
-2O/
CAPACITOR-FXD
.OlUF
+80-20%
1ODVDC
CER
CAPACITOR-FXD
.OlUF
+80-20% IOOVDC CER
0902:
0902:
805-504
Y5V
1032
CD15FD301J03
CD15ED820J03
805-504
Y5V
1032
805-504
Y5V
1032
:APACITOR-FXD
.OlUF
+8D-20%
1OOVDC
CER
:APACITOR-FXD
.OlUF
+80-20%
1DOVDC
CER
:APACITOR-FXD
.OlUF
+80-20%
1OOVDC
CER
:APACITOR-FXD
270PF +-5% 300VDC MICA
0+7
lIODE-SWITCHING
3DV 50MA 2NS DO-35
09023
71468
805-504
Y5V
1032
805-504
Y5V
1032
805-504
Y5V
1032
CD15FD271J03
IIODE-SWITCHING 20V 75MA
1ONS
DO-35
71468
IIODE-SWITCHING
20V 75MA
1ONS
DO-35
71468
:ORE-SHIELDING BEAD 02114
:ORE-SHIELDING BEAD 02114
:ORE-SHIELDING BEAD 02114
56-590-65A2/4A
56-590-65A2/4A
56-59D-65A2/4A
:ORE-SHIELDING BEAD
:NDUCTOR
RF-CH-MLD
3.3UH
+-lo%
.166D-INX
:NDUCTOR
RF-CH-MLD
4.7UH
+-lo%
.166D-INX
:NDUCTOR
RF-CH-MLD 33UH +-5%
.166D-INX.3
'NDUCTOR RF-CH-MLD
4.7UH
+-IO%
.166D-INX
02114
56-590-65A2/4A
99800 1537-24
99800
1537-28
99800 1537-52
99800 1537-28
NDUCTOR RF-CH-MLD
4.7UH
+-10%
.166D-INX
99800
1537-28
NDUCTOR RF-CH-MLD
1OUH
+-10%
.166D-INX. 99800 1537-36
NDUCTOR RF-CH-MLD 220NH +-20%
.166D-INX 99800 1537-02
NDUCTOR RF-CH-MLD 560NH
+-lo%
.166D-INX 24226 15M56DK
'RANSISTOR NPN SI TO-18
PD=36DMW 04713
'RANSISTOR PNP SI TO-18
PD=360MW 04713
'RANSISTOR NPN SI TO-18
PD=36OMW 04713
'RANSISTOR NPN
2N5179
SI TO-72 PD=ZOOMW
04713
'RANSISTOR NPN SI TO-18
PD=360MW 04713 2N5179
RANSISTOR NPN
SI
TO-18
PD=36DMW 04713
RANSISTOR PNP 213251 SI TO-18 PD=36DMW
04713 2N3251
*Indicates
fmtoy-selected
value
85662450005 Parts List
Page 1 of 2
Reference
Designation
A4A6A2
8
15662-60005
A4A6A2C2
0
1160-2055
A4A6A2C4
0
1160-2055
A4A6A2C7
cl
1160-2055
A4A6A2C8
0
1160-2055
A4A6A2C9
0
160-2055
A4A6A2ClO
0
160-2055
A4A6A2Cll
0
160-2055
A4A6A2C12
0
160-2055
A4A6A2C13
0
160-2055
A4A6A2C14
0
140-0196
A4A6A2C15
0
160-2055
A4A6A2C16
0
160-2055
A4A6A2C17
0
160-2055
A4A6A2C18
0
160-4084
A4A6A2C19
0
160-4084
A4A6A2C20
0:
160-2055
A4A6A2C21
0:
160-2207
A4A6A2C22
0:
140-0193
A4A6A2C23
0:
160-2055
A4A6A2C24
0:
160-2055
A4A6A2C27
0:
160-2055
A4A6A2C28
01
160-2055
A4A6A2C29
01
160-2055
A4A6A2C3D
01
140-0210
A4A6A2CRl
l<
~01-0040
A4A6A2CR3
A4A6A2CR5
A4A6A2El
A4A6A2E2
A4A6A2E3
1:
1:
91
91
91
)Ol-0047
)Ol-0047
170-0029
.70-0029
.70-0029
R4A6A2E4
91
.70-DO29
R4A6A2Ll
91
.40-0111
44A6A2L4
91
.40-0112
44A6A2L5
91
00-1625
44A6A2L8
91
40-0112
44A6A2L9
91
40-0112
44A6A2LlO
91
40-0114
44A6A2Lll
91
00-1611
44A6A2L
12
91
00-2232
\4A6A2Ql
18
854-0019
i4A6A2Q2
18
853-0034
\4A6A2Q3
18
‘54-0019
\4A6A2Q4
18
54-0345
\4A6A2Q5 18
54-0019
\4A6A2Q6
18
54-0019
\4A6A2Q7 18
53-0007
n
HP Part
Number
C
D
5
9
9
9
9
9
9
9
9
9
3
9
9
3
3
3
3
3
I
3
3
3
3
1
>
I
I
I
1
,
I
1
1
1
1
1
1
1
1
1
1
1
1
1
1
1
1
1
1
1
1
1
1
1
1
1
1
1
1
1
1
1
1
1
1
1
1
1
1
1
1
1
1
1
1
1
I

HP Part Number 85662-60005
A4A6A2 Down Converter
Reference
Designatior
A4A6A2Q8
1853-0034
A4A6A2R4
0698-0083
A4A6A2Rll
0757-0346
A4A6A2R12
0757-0279
A4A6A2R13
0757-0279
A4A6A2Rl4
0757-0394
A4A6A2R15
0757-0465
A4A6A2R16
0757-0442
A4A6A2R17
0757-0394
A4A6A2R18
0757-0442
A4A6A2R19
0757-0418
A4A6A2R20
0698-0084
A4A6A2R22
0757-0442
A4A6A2R23
0757-0279
A4A6A2R24
0757-0346
A4A6A2R25
0698-0084
A4A6A2R26
0757-0394
A4A6A2R27
0698-0082
A4A6A2R28
3757-0180
A4A6A2R29
3698-0082
A4A6A2R30
3757-0279
A4A6A2R31
3757-0401
A4A6A2R32
3698-3447
A4A6A2R33*
1757-0397
A4A6A2R35
3757-0346
A4A6A2R38
1757-0438
A4A6A2R39
1757-0279
A4A6A2R40
1757-0442
A4A6A2R41 1757-0394
A4A6A2R42
1757-0418
A4A6A2R50
1757-0346
A4A6A2R52 1757-0280
A4A6A2Tl 15662-80001
A4A6A2TPl .251-0600
A4A6A2TP2
.251-0600
A4A6A2TP3
.251-0600
A4A6A2TP4
.251-0600
A4A6A2Ul
1955-0084
44A6A2VRl
.9D2-0049
HP Part
Number
C
c
I
1
,
I
1
(
t
c
(
c
c
C
c
c
2
9
C
7
2
7
a
0
4
3
2
3
D
9
D
9
2
3
3
0
0
D
D
5
2
2t
1
1
1
1
1
1
1
1
1
1
1
1
1
1
1
1
1
1
1
1
1
1
1
1
1
1
1
1
1
1
1
1
1
1
1
1
1
1
1
Description
TRANSISTOR PNP SI TO-18 PD=36OMW
0471:
RESISTOR
1.96K
1%
.125W
TF
TC=O+-ID0
19701
RESISTOR
ID
+-1%
.125W
TF TC=O+-100
9163;
RESISTOR
3.16K
+-1%
.125W
TF TC=O+-100
RESISTOR
3.16K
+-I%
.125W
TF TC=O+-100
RESISTOR 51.1 +-1%
.125W
TF TC=O+-100
RESISTOR
1OOK
+-1%
.125W
TF TC=O+-100
RESISTOR
10K
+-1%
.125W
TF
TC=O+-100
19701
SFR25H
19701
SFR25H
19701
SFR25H
19701
SFR25H
19701
SFR25H
RESISTOR 51.1 +-1%
.125W
TF TC=O+-100
RESISTOR
10K
+-1%
.125W
TF TC=O+-100
RESISTOR 619 +-1%
.125W
TF TC=O+-100
RESISTOR
2.15K
1%
.125W
TF TC=O+-100
RESISTOR
10K
+-I%
.125W
TF
TC=D+-100
19701
SFR25H
19701
SFR25H
19701
SFR25H
19701
SFR25H
19701
SFR25H
RESISTOR
3.16K
+-I%
.125W
TF TC=O+-100
RESISTOR 10 +-1%
.125W
TF TC=O+-100
RESISTOR
2.15K
1%
.125W
TF
TC=O+-100
RESISTOR 51.1 +-1%
.125W
TF TC=O+-100
RESISTOR 464 1%
.125W
TF TC=O+-100
19701
SFR25H
91637 CMF-55-1, T-l
19701 SFR25H
19701
SFR25H
19701
SFR25H
RESISTOR 31.6 +-1%
.125W
TF TC=O+-100
RESISTOR 464 1%
.125W
TF TC=O+-100
RESISTOR
3.16K
+-I%
.125W
TF
TC=O+-100
RESISTOR
100
+-1%
.125W
TF TC=D+-100
RESISTOR 422 1%
.125W
TF TC=O+-100
19701
SFR25H
19701
SFR25H
19701 SFR25H
19701
SFR25H
19701
SFR25H
7ESISTOR 68.1 +-1%
.125W
TF TC=O+-ID0
7ESISTOR
10 +-1%
.125W
TF
TC=O+-100
?ESISTOR
5.11K
+-1%
.125W
TF
TC=O+-100
?ESISTOR
3.16K
+-1%
.125W
TF
TC=O+-100
7ESISTOR
10K
+-1%
.125W
TF TC=O+-100
19701
SFR25H
91637 CMF-55-1. T-l
19701 SFR25H
19701 SFR25H
19701
SFR25H
?ESISTOR
51.1 +-1%
.125W
TF
TC=O+-100
IESISTOR
619
+-I%
.125W
TF TC=O+-100
IESISTOR
10 +-1%
.125W
TF
TC=O+-100
tESISTOR
1K
+-I%
.125W
TF
TC=O+-1DO
:OIL
ASSEMBLY TRANSFORMER
19701
SFR25H
19701
SFR25H
91637 CMF-55-1, T-l
19701 SFR25H
28480 85662-80001
:ONNECTOR-SGL
CONT PIN
1.14-MM-BSC-SZ
SQ
:ONNECTOR-SGL
CONT PIN
1.14-MM-BSC-SZ
SQ
:ONNECTOR-SGL
CONT PIN
1.14-MM-BSC-SZ
SQ
:ONNECTOR-SGL
CONT PIN
1.14-MM-BSC-SZ
SQ
J-WAVE MIXER
500
MHZ MAX
27264 16-06-0034
27264
16-06-0034
27264 16-06-0034
27264 16-06-0034
15542
SRA-lH-32
IIODE-ZNR
6.19V
5% DO-35
PD=.4W
04713
85662450005 Parts List
Page 2 of 2
*Indicates factory-selected value
Mfr
Mfr Part
Code Number
SFR25H
CMF-55-1, T-l


A4A6AlC31
A4A6A
1
A4A6AlR29
18.4 MHz NULL UP CONVERTER
A4A6Jl
WIDE GAIN
A4A6
J2
00
\
unn
0
Oa-7
$7
B
3
K
r:
u
+I- R-24
s
-
,‘ll”*4
-
“r;
nnu
-El
Oe
mle
I3
O”cD
i-m---m~
a3
El
wi3
-
I
-
aQH
5=
I
u
g
I
0
,Ifi,
0
A4A6A2
DOWN CONVERTER
A4A6 Up/Down Converter, Assembly and Component Locations, 85662-60018

A4A8A2 Down Converter Component Locations, 85662-60005

c31
R29
18.4 MHz NULL WIDE GAIN
A4A6Al
Up Converter Component Locations, 85662-60006


A4A7
A4A7
3
MHz
Bandwidth
Filter,
Circuit
Description
A4A7
3 MHz Filter is a variable bandwidth filter centered at 3 MHz. The bandwidths are
controlled from 10 Hz to 300 Hz in a 1, 3, 10 sequence by lines that have the same name
as the bandwidth they activate. When none of the lines is activated, the filter has a 1
kHz
bandwidth.
The filter has five poles which are almost identical. Only one is described in detail. Each pole
has a negative output impedance to compensate for the series resistance of the crystal, but it
is adjustable in only two poles.
4th Pole
@I
The basis of the buffer amplifier is a complementary feedback pair including
Q9
and
&lo.
(See Figure 1.)
-15v
SUPPLY
Figure 1. Complementary Feedback Pair, Simplified Schematic
The bias current through
QlO
is 0.7
V/1620
4 mA, and the total current through
QlO
plus
Q9
is set by
Rr,
to be about 20 mA. The source voltage of
QlO
should always be higher than
the gate voltage.
The circuit as shown in Figure 1 has no gain. R39, R36, and C26 are added (see schematic) so
this stage has a gain of:
R38
G=l+=aldB
Rr,
is replaced by a 20
mA
current sink. (See Figure 2.)
A4A7
1

-7.E.V
0 010 1
161-d
h-LA--,
,
-15V
SUPPLY
Figure 2. Complementary Pair with Current Sink
The description to this point is sufficient to understand how the circuit is biased. The 3 MHz
operation is described in the following paragraphs.
Potentiometer R41 is added and the signal from the collector of
Q9
is fed into the base of Q7
by C28. (See Figure 3.)
-7.5v
b
-15v
SUPPLY
Figure 3. Buffer Amplifier with Negative Output Impedance
The circuit still operates the same because there is no load on the emitter of Q7 and hence
no collector current. (Remember, this is 3 MHz AC operation.) If a load (Y4) is added
to the emitter of Q7, collector current is developed and this current is fed back into the
2
A4A7

complementary pair
Q9,
&lo.
The sense of this current is such that the feed back is positive.
The more load, the more positive feedback is developed. The more positive feedback, the
more gain the amplifier has. This implies negative output impedance. The magnitude of the
negative output impedance is the resistance to which R41 is set.
QS
and the SYM cap are added to cancel the effect of the case (parallel) capacitance of the
crystal. (See Figure 4.) R94, R96 and other resistors are switched in to change bandwidths.
C31 and C62 (not shown) are in series with the crystal to tune the center frequency to
precisely 3 MHz. The negative output impedances of the amplifier is set to compensate for
the series resistance of the crystal so that as different bandwidths are selected, the amplitude
(overall gain) does not change. If the relative gain of the filter assembly is too low in the
10 Hz BW, and cannot be corrected by R41 and R30, three common problems are:
n
All five crystals are not tuned close enough to the same center frequency.
n
The series resistance of one or more of the crystals is too high.
n
The output impedance of one or more of the buffer amplifiers is not negative enough.
CR23 CR24
Figure 4. Fourth Pole, Equivalent Circuit
A4A7
3

HP Part Number 85662-60004
Reference
Designatior
HP
Part
Number
A4A7 85662-60004
A4A7Cl 0160-2055
A4A7C2 0160-2266
A4A7C3 0160-2055
A4A7C4
0160-2250
A4A7C5*
0160-4611
A4A7C6
0121-0446
A4A7C7 0121-0105
A4A7CB
0160-2055
A4A7C9
0160-2055
A4A7ClO
0160-2055
A4A7Cll 0160-2250
A4A7C12*
0160-4611
A4A7C13
0121-0493
A4A7C14
0121-0446
A4A7C15
0121-0105
A4A7C16
0160-2055
A4A7C17 0160-2055
A4A7ClB
0160-2250
A4A7C19
0160-2250
A4A7C20
0160-2055
A4A7C21*
0160-4611
A4A7C22 0121-0493
A4A7C23 0121-0446
A4A7C24 0121-0105
A4A7C25
0160-2055
A4A7C26
0160-2055
A4A7C27
0160-2250
A4A7C28
0160-2055
A4A7C29 0160-2250
A4A7C30*
0160-4611
A4A7C31 0121-0493
A4A7C32 0121-0446
A4A7C33 0121-0105
R4A7C34 1160-2055
R4A7C35 1160-2055
94A7C36 1160-2250
44A7C37 1160-2055
44A7C38 1160-2250
44A7C39*
)160-4611
44A7C40
1121-0493
44A7C41
94A7C42
44A7C43
44A7C44
44A7C45
1121-0446
1121-0105
)160-2055
)160-2244
)160-2055
44A7C46
L60-2055
.
P
;
.
,
1
,
I
I
1
!
!
c
I
i
;
I
I
E
E
f
c
i
L
t
4
C
E
E
C
E
I
?
E
4
2t
1
1
1
1
1
1
1
1
1
1
1
1
1
1
1
1
1
1
1
1
1
1
1
1
1
1
1
1
1
1
1
1
1
1
1
1
1
1
1
1
1
1
1
1
1
1
1
A4A7
3 MHz Bandwidth Filter
Description
Mfr
Mfr Part
Code
Number
BOARD ASSEMBLY, 3MHZ BANDWIDTH FILTER
2848(
85662-60004
CAPACITOR-FXO
.OlUF
+BO-20%
1OOVDC
CER
CAPACITOR-FXD 24PF +-5%
SOOVDC
CER
0+-3(
CAPACITOR-FXD
.OlUF
+BO-20%
1DOVDC
CER
CAP-FXD
5.lpF
500 V
CAPACITOR-FXD 68PF +-1%
JOOVDC
MICA
-201
5276:
5276:
09023
52762
52762
805-504
YSV
1032
2RDPLX05024RNPO
805-504
Y5V
1032
CD15ED680F03
CAP-VAR 4.5pF
2pF
160 V
CAPACITOR-V TRMR-CER 9-35PF 2DOV PC-MTG
CAPACITOR-FXD
.OlUF
+BO-20%
1DDVDC
CER
CAPACITOR-FXD
.OlUF
+BO-20%
1OOVDC
CER
CAPACITOR-FXD
.OlUF
+BO-20%
1OOVDC
CER
302-450-502
304-324-573
805-504
Y5V
1032
805-504
YSV
1032
805-504
Y5V
1032
CAP-FXD
5.lpF
500 V
CAPACITOR-FXD 68PF +-1X
JDDVDC
MICA
-201
CAPACITOR-V TRMR-AIR
1.7-1lPF
175V PC-Ml
CAP-VAR 4.5pF
2OpF
160 V
CAPACITOR-V TRMR-CER
9-35PF
200V PC-MTG
52763
09023
7497c
52763
52763
CD15ED680F03
187-0306-125
302-450-502
304-324-573
CAPACITOR-FXD
.DlUF
+BO-20%
1OOVDC
CER
CAPACITOR-FXD
.OlUF
+BO-20%
1OOVDC
CER
CAP-FXD
5.lpF
500 V
CAP-FXD
5.lpF
500 V
805-504
Y5V
1032
805-504
Y5V
1032
52763
52763
CAPACITOR-FXD
.OlUF
+BO-20%
1OOVDC
CER
805-504
YSV
1032
CAPACITOR-FXD 68PF +-1%
3DOVDC
MICA
-2O/
CAPACITOR-V TRMR-AIR
1.7-1lPF
175V PC-Ml
CAP-VAR 4.5pF
2OpF
160 V
CAPACITOR-V TRMR-CER
9-35PF
200V PC-MTG
CAPACITOR-FXD
.OlUF
+BO-20%
1OOVDC
CER
09023
74970
52763
52763
CD15ED680F03
187-0306-125
302-450-502
304-324-573
805-504
Y5V
1032
CAPACITOR-FXD
.DlUF
+BO-20%
1OOVDC
CER
CAP-FXD 5.lpF 500 V
CAPACITOR-FXD .OlUF +BO-20%
1OOVDC
CER
CAP-FXD
5.lpF
500 V
CAPACITOR-FXD 68PF +-1% 3DOVDC MICA
-2O/
805-504
Y5V
1032
52763
805-504
Y5V
1032
52763
09023
CD15ED680F03
CAPACITOR-V TRMR-AIR
1.7-1lPF
175V PC-MT
CAP-VAR
4.5pF
2OpF
160
V
CAPACITOR-V TRMR-CER 9-35PF 200V PC-MTG
:APACITDR-FXD
.OlUF
+BO-20%
1DDVDC
CER
:APACITDR-FXD
.DlUF
+BO-20%
1DDVDC
CER
74970
52763
52763
187-0306-125
302-450-502
304-324-573
805-504
Y5V
1032
805-504
Y5V
1032
:AP-FXD
5.lpF
500 V
52763
:APACITOR-FXD
.OlUF
+BO-20%
1OOVDC
CER
:AP-FXD
5.lpF
500 V
:APACITDR-FXD 68PF +-1% 3DOVDC MICA -201
:APACITOR-V
TRMR-AIR
1.7-1lPF
175V PC-MT
805-504
Y5V
1032
52763
09023
74970
CD15ED680F03
187-0306-125
:AP-VAR 4.5pF
2OpF
160 V
:APACITOR-V
TRMR-CER
9-35PF
200V PC-MTG
:APACITOR-FXD
.OlUF
+BO-20%
1OOVDC
CER
:AP-FXD 3pF 500 V
:APACITOR-FXD
.OlUF
+BO-20%
1OOVDC
CER
:APACITOR-FXD
.OlUF
+BO-20%
1OOVDC
CER
52763
52763
302-450-502
304-324-573
805-504
Y5V
1032
52763
805-504
Y5V
1032
805-504
Y5V
1032
*Indicates
factoory-selected
value
8566240004 Parts List
Page 1 of 7

HP Part Number 85662-60004
A4A7
3 MHz Bandwidth Filter
Description
Mfr
Cod6
Mfr Part
Number
CAP-FXD
3pF
500 V
CAPACITOR-FXD
.047UF
+80-20%
1OOVDC
CER
CAPACITOR-FXD 2.2UF+-10% 2OVDC TA
CAPACITOR-FXD 2.2UF+-10% LOVDC TA
CAPACITOR-FXD 2.2UF+-10% 20VDC TA
CAPACITOR-FXD
2.2UF+-10%
LOVDC
TA
CAPACITOR-FXD 2.2UF+-10% 20VDC TA
CAPACITOR-FXD
2.2UF+-10%
POVOC
TA
CAPACITOR-FXD
.OlUF
+80-20%
1OOVDC
CER
5276.
5628!
5628!
5628!
5628!
5628!
5628s
562CZClOlAL473ZA26
150D225X9020A2-DYS
1500225X902OA2-DYS
150D225X9020A2-DYS
150D225X902OA2-DYS
150D225X9020A2-DYS
150D225X9020A2-DYS
805-504
Y5V
1032
CAPACITOR-FXD .OlUF +80-20%
1OOVDC
CER 805-504
Y5V
1032
CAPACITOR-FXD
.047UF
+80-20%
1OOVDC
CER
562CZClOlAL473ZA26
CAPACITOR-FXD
.022UF
+80-20%
1OOVDC
CER
562CZClOlAH223ZA23
CAPACITOR-FXD
.OlUF
+80-20%
1OOVDC
CER
805-504
Y5V
1032
CAPACITOR-FXD .OlUF +80-20%
1OOVDC
CER
805-504
Y5V
1032
CAPACITOR-FXD .OlUF +80-20%
1OOVDC
CER
805-504
Y5V
1032
CAPACITOR-FXD
.OlUF
+80-20%
1OOVDC
CER
805-504
Y5V
1032
CAPACITOR-FXD
.047UF
+80-20X
1OOVDC
CER
562CZClOlAL473ZA26
CAPACITOR-FXD
.022UF
+80-20%
1OOVDC
CER
562CZClOlAH223ZA23
CAPACITOR-FXD
.OlUF
+80-20%
1OOVDC
CER
805-504
Y5V
1032
:APACITOR-FXD
.OlUF
+80-20%
1OOVDC
CER
805-504
Y5V
1032
:APACITOR-FXD
.OlUF
+80-20%
1OOVDC
CER
805-504
Y5V
1032
:APACITOR-FXD
.OlUF
+80-20%
1OOVOC
CER
805-504
Y5V
1032
:APACITOR-FXD
.047UF
+80-20%
1OOVDC
CER
562CZClOlAL473ZA26
CAPACITOR-FXD
.022UF
+80-20%
1OOVDC
CER
562CZClOlAH223ZA23
CAPACITOR-FXD
.OlUF
+80-20%
1OOVDC
CER
805-504
Y5V
1032
CAPACITOR-FXD
.OlUF
+80-20%
1OOVDC
CER
805-504
Y5V
1032
CAPACITOR-FXD .OlUF +80-20%
1OOVDC
CER 805-504
Y5V
1032
CAPACITOR-FXD
.OlUF
+80-20%
1OOVDC
CER
805-504
Y5V
1032
CAPACITOR-FXD
.047UF
+80-20%
1OOVDC
CER
562CZClOlAL473ZA26
CAPACITOR-FXD
.022UF
+80-20%
1OOVDC
CER
562CZClOlAH223ZA23
CAPACITOR-FXD
.OlUF
+80-20%
1OOVDC
CER
805-504
Y5V
1032
CAPACITOR-FXD
.OlUF
+80-20% IOOVDC CER 805-504
Y5V
1032
CAPACITOR-FXD
.OlUF
+80-20%
1OOVDC
CER
805-504
Y5V
1032
"APACITOR-FXD
.OlUF
+80-20% IOOVDC CER 805-504
Y5V
1032
:APACITOR-FXD
.047UF
+80-20%
1OOVDC
CER
562CZClOlAL473ZA26
:APACITDR-FXD
.022UF
+80-20%
1OOVDC
CER
562CZClOlAH223ZA23
:APACITOR-FXD
.OlUF
+80-20%
IOOVDC CER 805-504
Y5V
1032
:APACITOR-FXD
.OlUF
+80-20%
1OOVDC
CER
805-504
Y5V
1032
:APACITOR-FXD
.047UF
+80-20%
IOOVDC CER
562CZClOlAL473ZA26
:APACITOR-FXD
.047UF
+80-20%
1OOVDC
CER
562CZClOlAL473ZA26
:APACITOR-FXD
.047UF
+80-20%
1OOVDC
CER
562CZClOlAL473ZA26
:APACITOR-FXD
.047UF
+80-20%
1OOVDC
CER
562CZClOlAL473ZA26
:APACITOR-FXD
.047UF
+80-20%
1OOVDC
CER
562CZClOlAL473ZA26
:APACITDR-FXD
.047UF
+80-20% IOOVDC CER 562CZClOlAL473ZA26
:APACITOR-FXD
.047UF
+80-20%
1OOVDC
CER
:APACITOR-FXD
.047UF
+80-20%
1OOVOC
CER
:AP-FXD
6.2pF
500 V
562CZClOlAL473ZA26
562CZClOlAL473ZA26
IIODE-SWITCHING
30V 50MA 2NS DO-35
52763
71468
*Indicates
f&toy-selected
value
Reference
Designatior HP Part
Number
A4A7C47
0160-2244
A4A7C48
0160-4300
A4A7C49
0180-0197
A4A7C50
0180-0197
A4A7C51
0180-0197
A4A7C52
0180-0197
A4A7C53
0180-0197
A4A7C54
0180-0197
A4A7C55
0160-2055
A4A7C56
0160-2055
A4A7C57
0160-4300
A4A7C58
0160-4297
A4A7C59
0160-2055
A4A7C60
0160-2055
A4A7C61
0160-2055
A4A7C62
3160-2055
A4A7C63
3160-4300
A4A7C64
3160-4297
A4A7C65
3160-2055
A4A7C66
1160-2055
A4A7C67
1160-2055
A4A7C68
1160-2055
A4A7C69
1160-4300
A4A7C70
0160-4297
A4A7C71
0160-2055
A4A7C72
0160-2055
A4A7C73
0160-2055
A4A7C74
0160-2055
A4A7C75
0160-4300
A4A7C76
3160-4297
A4A7C77
3160-2055
A4A7C78
1160-2055
A4A7C79
1160-2055
A4A7C80
1160-2055
A4A7C81 1160-4300
A4A7C82
1160-4297
A4A7C83
1160-2055
A4A7C84
1160-2055
A4A7C85
1160-4300
A4A7C86
A4A7C87
R4A7C88
44A7C89
44A7C90
1160-4300
)160-4300
b160-4300
1160-4300
1160-4300
44A7C9
1 1160-4300
44A7C92
1160-4300
24A7C93*
1160-2252
\4A7CRl
901-0040
85662-6ooo4
parts
List
Page 2 of 7
(
I
,
(
/
I
I
I
c
!
I
t
E
E
I
9
1
5
9
9
9
9
1
,r
c
E
s
s
1
E
9
9
9
9
1
5
9
9
1
1
1
1
1
1
1
1
3
1
3
1
1
1
1
1
1
1
1
1
1
1
1
1
1
1
1
1
1
1
1
1
1
1
1
1
1
1
1
1
1
1
1
1
1
1
1
1
1
1
1
1
1
1
1
1
1
1
1

Reference
Designatior
A4A7CR2
A4A7CR3
A4A7CR4
A4A7CR5
A4A7CR6
A4A7CR7
A4A7CR8
A4A7CR9
A4A7CRlO
A4A7CRll
A4A7CR12
A4A7CR13
A4A7CR14
A4A7CR15
A4A7CR16
A4A7CRl7
A4A7CR18
A4A7CR19
A4A7CR20
A4A7CR21
A4A7CR22
A4A7CR23
A4A7CR24
A4A7CR25
A4A7CR26
A4A7CR27
A4A7CR28
A4A7CR29
A4A7CR30
A4A7El
A4A7E2
A4A7E3
A4A7E4
A4A7E5
A4A7E6
A4A7E7
A4A7E8
A4A7E9
A4A7ElO
A4A7Ell
A4A7E12
A4A7E13
A4A7E14
A4A7E15
A4A7E16
A4A7E17
A4A7E18
HP Part
Number
1901-0040
1901-0040
1901-0040
1901-0040
1901-0040
1901-0040
1901-0040
1901-0040
1901-0040
1901-0040
1901-0040
1901-0040
1901-0040
1901-0040
1901-0040
L901-0040
L901-0040
1901-0040
1901-0040
1901-0040
1901-0040
1901-0040
.901-0040
.901-0040
.901-0040
.901-0040
.901-0040
.901-0040
.901-0040
1170-0029
l170-0029
l170-0029
1170-0029
1170-0029
1170-0029
1170-0029
~170-0029
1170-0029
1170-0029
~170-0029
~170-0029
~170-0029
~170-0029
~170-0029
'170-0029
170-0029
170-0029
C
0
1
1
1
1
1
1
1
1
1
1
1
1
1
1
1
1
1
1
1
1
1
1
1
1
1
1
1
1
1
3
3
3
3
3
3
3
3
3
3
3
3
3
3
3
3
3
3
-
Qv
-
1
1
1
1
1
1
1
1
1
1
1
1
1
1
1
1
1
1
1
1
1
1
1
1
1
1
1
1
1
1
1
1
1
1
1
1
1
1
1
1
1
1
1
1
1
1
1
-
A4A7
3 MHz Bandwidth Filter
Description
Mti
Mfr Part
Code
Number
DIODE-SWITCHING 30V
5OMA
2NS DO-35
71468
DIODE-SWITCHING 30V
5OMA
2NS DO-35
71468
DIODE-SWITCHING 30V
5OMA
2NS DO-35
71468
DIODE-SWITCHING 30V 50MA 2NS DO-35
71468
DIODE-SWITCHING 30V 50MA 2NS DO-35
71468
DIODE-SWITCHING 30V 50MA 2NS DO-35
71468
DIODE-SWITCHING 30V 50MA 2NS DO-35
71468
DIODE-SWITCHING 30V 50MA 2NS DO-35
71468
DIODE-SWITCHING 30V 50MA 2NS DO-35
71468
DIODE-SWITCHING 30V 50MA 2NS DO-35
71468
DIODE-SWITCHING 30V 50MA 2NS DO-35
71468
DIODE-SWITCHING 30V 50MA 2NS DO-35
71468
DIODE-SWITCHING 30V 50MA 2NS DO-35
71468
DIODE-SWITCHING 30V 50MA 2NS DO-35
71468
DIODE-SWITCHING 30V 50MA 2NS DO-35
71468
DIODE-SWITCHING 30V 50MA 2NS DO-35
71468
DIODE-SWITCHING 30V 50MA 2NS DO-35
71468
DIODE-SWITCHING 30V 50MA 2NS DO-35
71468
DIODE-SWITCHING 30V 50MA 2NS DO-35
71468
DIODE-SWITCHING 30V 50MA 2NS DO-35
71468
DIODE-SWITCHING 30V
5OMA
2NS DO-35
71468
DIODE-SWITCHING 30V 50MA 2NS DO-35
71468
DIODE-SWITCHING 30V 50MA 2NS DO-35
71468
DIODE-SWITCHING 30V 50MA 2NS DO-35
71468
DIODE-SWITCHING 30V 50MA 2NS 00-35
71468
DIODE-SWITCHING 30V 50MA 2NS DO-35
71468
DIODE-SWITCHING 30V 50MA 2NS DO-35
71468
DIODE-SWITCHING 30V 50MA 2NS DO-35
71468
DIODE-SWITCHING 30V 50MA 2NS DO-35
71468
CORE-SHIELDING BEAD
02114
CORE-SHIELDING BEAD
02114
56-590-65A2/4A
56-590-65A2/4A
CORE-SHIELDING BEAD
02114
56-590-65A2/4A
CORE-SHIELDING BEAD
02114
56-590-65A2/4A
CORE-SHIELDING BEAD
02114
56-590-65A2/4A
CORE-SHIELDING BEAD
02114
56-590-65A2/4A
:ORE-SHIELDING
BEAD
02114
56-590-65A2/4A
:ORE-SHIELDING
BEAD
02114
56-590-65A2/4A
:ORE-SHIELDING
BEAD
02114
56-590-65A2/4A
:ORE-SHIELDING
BEAD
02114
56-590-65A2/4A
:ORE-SHIELDING
BEAD
02114
56-590-65A2/4A
:ORE-SHIELDING
BEAD
02114
56-590-65A2/4A
:ORE-SHIELDING
BEAD
:ORE-SHIELDING
BEAD
:ORE-SHIELDING BEAD
:ORE-SHIELDING BEAD
:ORE-SHIELDING
BEAD
:ORE-SHIELDING
BEAD
02114
56-590-65A2/4A
02114
56-590-65A2/4A
02114
56-590-65A2/4A
02114
56-590-65A2/4A
02114
56-590-65A2/4A
02114
56-590-65A2/4A
*Indicates factory-selected value
8566240004 Parts
Lit
Page 3 of 7

HP Part Number 85662-60004
Reference
Designatior
HP Part
Number
C
I
A4A7E19
A4A7E20
A4A7E21
A4A7E22
9170-0029
9170-0029
9170-0029
9170-0029
A4A7Ll 9100-1643
A4A7L2 9100-1648
A4A7L3 9100-1629
A4A7L4 9100-1643
A4A7L5 9100-1648
1
A4A7L6 9100-1629
1
A4A7L7 9100-1643
i
A4A7L8
9100-1648
i
A4A7L9 9100-1629
1
A4A7LlO
9100-1643
i
A4A7Lll 9100-1648
1
A4A7L12 9100-1629
4
A4A7L13 9100-1643
2
A4A7L14 9100-1648
7
A4A7L15 9100-1629
4
A4A7L16
3100-1643
2
A4A7L17 3140-0114
4
A4A7L18 3140-0114
4
A4A7L19 3140-0114
4
A4A7L20
3140-0114
4
A4A7L21
A4A7L22
A4A7MP2
A4A7MP4
A4A7MP5
~140-0114
a140-0114
4
4
5960-0069
3
5960-0069
3
A4A7Ql
A4A7Q2
A4A7Q3
A4A7Q4
A4A7Q5
1853-0034
0
1855-0081
1
1854-0882
8
LB54-0023
9
L853-0034
0
A4A7Q6
A4A7Q7
A4A7Q8
A4A7Q9
A4A7QlO
L855-0081
1
1854-0882 8
1854-0023
9
1853-0034
0
1855-0081
1
A4A7Qll
A4A7Q12
A4A7Q13
A4A7Q14
A4A7Q15
1854-0882
8
1854-0023
9
!853-0034
0
1855-0081
1
.854-0882
8
R4A7Q16
44A7Q17
44A7Q18
44A7Q19
.854-0023
9
.853-0034
0
.855-0081
1
.854-DO23
9
85662-6owl Parts List
Page 4 of 7
-
M
1
1
1
1
1
1
1
1
1
1
1
1
1
1
1
1
1
1
1
1
1
1
1
1
1
1
1
1
1
1
1
1
1
1
1
1
1
1
1
1
1
1
1
1
1
1
1
A4A7
3 MHz Bandwidth Filter
Description
Mfr
Mfr Part
Code Number
CORE-SHIELDING BEAD 02114
56-590-65A2/4A
CORE-SHIELDING BEAD
02114
56-590-65A2/4A
CORE-SHIELDING BEAD
02114
56-590-65A2/4A
CORE-SHIELDING BEAD 02114
56-590-65A2/4A
INDUCTOR RF-CH-MLD 300UH +-5%
.2D-INX.45 99800 2500-02
INDUCTOR RF-CH-MLD 560UH +-5%
.2D-INX.45 99800 2500-16
INDUCTOR RF-CH-MLD 47UH +-5%
.166D-INX.3 99800 1537-60
INDUCTOR RF-CH-MLD 300UH +-5%
.2D-INX.45 99800 2500-02
INDUCTOR RF-CH-MLD 560UH +-5%
.2D-INX.45 99800 2500-16
INDUCTOR RF-CH-MLD 47UH +-5%
.166D-INX.3 99800 1537-60
INDUCTOR RF-CH-ML0 300UH +-5%
.2D-INX.45 99800 2500-02
INDUCTOR RF-CH-MLD 560UH +-5X
.2D-INX.45 99800 2500-16
INDUCTOR RF-CH-MLD 47UH +-5%
.1660-INX.3 99800 1537-60
INDUCTOR RF-CH-MLD 300UH +-5%
.2D-INX.45 99800 2500-02
INDUCTOR RF-CH-MLD 560UH +-5%
.2D-INX.45 99800 2500-16
INDUCTOR RF-CH-MLD 47UH +-5%
.166D-INX.3 99800 1537-60
INDUCTOR RF-CH-MLD 300UH +-5%
.2D-INX.45 99800 2500-02
INDUCTOR RF-CH-MLD 560UH +-5%
.2D-INX.45 99800 2500-16
INDUCTOR RF-CH-MLD 47UH +-5%
.166D-INX.3 99800 1537-60
INDUCTOR RF-CH-MLD 300UH +-5%
.20-INX.45 99800 2500-02
INDUCTOR RF-CH-MLD
1OUH
+-lo%
.166D-INX. 99800 1537-36
INDUCTOR RF-CH-MLD
1OUH
+-lo%
.166D-INX. 99800 1537-36
INDUCTOR RF-CH-MLD
1OUH
+-lo%
.166D-INX. 99800 1537-36
INDUCTOR RF-CH-MLD
1OUH
+-lo%
.166bINX.
99800 1537-36
INDUCTOR RF-CH-MLD
1OUH
+-lo%
.166D-INX.
INDUCTOR RF-CH-ML0
1OUH
+-lo%
.166D-INX.
NOT ASSIGNED
99800 1537-36
99800 1537-36
PLUG-HOLE CNCL-HD FOR
.125-D-HOLE
NYL
02768 207-080501-00-0101
PLUG-HOLE
CNCL-HO
FOR
.125-D-HOLE
NYL
02768 207-080501-00-0101
TRANSISTOR PNP SI TO-18 PD=360MW
04713
TRANSISTOR J-FET N-CHAN D-MODE
SI
34677
TRANSISTOR NPN
PD900MW
FT=LOOMHZ 56289
TRANSISTOR NPN SI TO-18 PD=360MW
25403
TRANSISTOR PNP SI TO-18 PD=360MW
04713
TRANSISTOR J-FET N-CHAN D-MODE SI 34677
TRANSISTOR NPN
PD900MW
FT=200MHZ 56289
TRANSISTOR NPN SI TO-18 PD=360MW
25403
TRANSISTOR PNP SI TO-18 PD=360MW
04713
TRANSISTOR J-FET N-CHAN D-MODE SI 34677
TRANSISTOR NPN PD=%OOMW FT=200MHZ
56289
TRANSISTOR NPN SI TO-18 PD=360MU
25403
TRANSISTOR PNP SI TO-18 PD=360MW
04713
TRANSISTOR J-FET N-CHAN D-MODE SI 34677
TRANSISTOR NPN PD=JOOMW
FT=200MHZ 56289
TRANSISTOR NPN SI TO-18 PD=360MW
25403
TRANSISTOR PNP SI TO-18 PD=360MW
04713
TRANSISTOR J-FET N-CHAN D-MODE SI 34677
TRANSISTOR NPN SI TO-18 PD=36OMW
25403
*Indicates factory-selected value

HP Part Number 85662-60004
A4A7
3 MHz Bandwidth Filter
Description
Mfr
Code
TRANSISTOR NPN
PDJOOMW
FT=200MHZ
5628s
TRANSISTOR PNP SI TO-18
PD=360MW
0471:
TRANSISTOR NPN
2N5179
SI TO-72 PD=POOMW
0471:
RESISTOR 8.25K +-1%
.125W
TF TC=O+-100
19701
RESISTOR
10K
+-1%
.125W
TF TC=O+-100
19701
RESISTOR 10 +-1%
.125W
TF TC=O+-100
91631
Mfr Part
Number
2N5179
SFR25H
SFR25H
CMF-55-1, T-l
RESISTOR 100 +-1%
.125W
TF TC=O+-100
19701
SFR25H
RESISTOR 51.1 +-1%
.125W
TF TC=O+-100
19701
SFR25H
RESISTOR 4.221: 1%
.125W
TF TC=O+-100
19701
SFR25H
RESISTOR
1K
+-1%
.125W
TF TC=O+-100
19701
SFR25H
RESISTOR 10 +-1%
.125W
TF TC=O+-100
91637
CMF-55-1. T-l
RESISTOR 68.1 +-1%
.125W
TF TC=O+-100
19701
SFR25H
RESISTOR 422 1%
.125W
TF TC=O+-100
19701
SFR25H
RESISTOR 750 +-I%
.125W
TF TC=O+-100
19701
SFR25H
RESISTOR
12.1K
+-1%
.125W
TF
TC=O+-100
19701
SFR25H
RESISTOR
12.lK
+-1%
.125W
TF
TC=O+-100
19701
SFR25H
RESISTOR 100 +-1%
.125W
TF TC=O+-100
19701
SFR25H
RESISTOR 162 +-1%
.125W
TF TC=O+-100
19701
SFR25H
RESISTOR 51.1 +-1%
.125W
TF TC=O+-100
19701
SFR25H
RESISTOR 4.22K 1%
.125W
TF TC=O+-100
19701
SFR25H
RESISTOR
1K
+-1%
.125W
TF TC=O+-100
19701
SFR25H
RESISTOR 10 +-1%
.125W
TF TC=O+-100
91637 CMF-55-l. T-l
RESISTOR 100 +-1%
.125W
TF TC=O+-100
19701
SFR25H
RESISTOR 422 1%
.125W
TF TC=O+-100
19701
SFR25H
RESISTOR 750 +-1%
.125W
TF
TC=O+-100
19701 SFR25H
RESISTOR
12.1K
+-1%
.125W
TF TC=O+-100
19701 SFR25H
RESISTOR
12.1K
+-1X
.125W
TF TC=O+-100
RESISTOR 511 +-1%
.125W
TF TC=O+-100
RESISTOR 162 +-1%
.125W
TF TC=O+-100
TESISTOR
51.1 +-1%
.125W
TF TC=O+-100
tESISTOR
4.221: 1%
.125W
TF TC=O+-100
19701
19701
19701
19701
19701
19701
32997
19701
19701
19701
19701
19701
19701
19701
19701
19701
19701
32997
19701
19701
19701
SFR25H
SFR25H
SFR25H
SFR25H
SFR25H
tESISTOR
IK
+-1%
.125W
TF TC=O+-100
IESISTOR-TRMR 20 10% TKF SIDE-ADJ l-TRN
lESISTOR
100 +-1%
.125W
TF TC=O+-100
lESISTOR
422 1%
.125W
TF TC=O+-100
lESISTOR
750 +-1%
.125W
TF TC=O+-100
SFR25H
3386X-Y46-200
SFR25H
SFR25H
SFR25H
lESISTOR
12.1K
+-1%
.125W
TF TC=O+-100
lESISTOR
12.1K
+-1%
.125W
TF TC=O+-100
[ESISTOR
511 +-1%
.125W
TF TC=O+-100
tESISTOR
162 +-1%
.125W
TF TC=O+-100
lESISTOR
51.1 +-1%
.125W
TF TC=O+-100
SFR25H
SFR25H
SFR25H
SFR25H
SFR25H
lESISTOR
4.22K
1%
.125W
TF TC=O+-100
lESISTOR
1K
+-1%
.125W
TF TC=O+-100
IESISTOR-TRMR 20 10% TKF SIDE-ADJ l-TRN
lESISTOR
100 +-1%
.125W
TF TC=O+-100
lESISTOR
422 1%
.125W
TF TC=O+-100
lESISTOR
750 +-1%
.125W
TF TC=O+-100
SFR25H
SFR25H
3386X-Y46-200
SFR25H
SFR25H
SFR25H
*Inakates
factory-selected
value
8566240004 Parts List
Page 5 of 7
Reference
Designatior
HP
Part
Number
C
I
A4A7Q20 1854-0882
I
A4A7Q21 1853-0034
(
A4A7Q22 1854-0345
I
A4A7Rl 0757-0441
I
A4A7R2 0757-0442
<
A4A7R3 0757-0346
1
A4A7R4
A4A7R5
A4A7R6
A4A7R7
A4A7R8
0757-0401
I
0757-0394
I
0698-3154
(
0757-0280
:
0757-0346
i
A4A7R9 0757-0397
:
A4A7RlO
0698-3447
!
A4A7Rll 0757-0420
:
A4A7R12*
0757-0444
1
A4A7R13*
0757-0444
1
A4A7R14
0757-0401
(
A4A7R15
0757-0405
1
A4A7R16
0757-0394
(
A4A7R17 0698-3154
(
A4A7RlB
0757-0280
:
A4A7R19 0757-0346
A4A7R20
0757-0401
A4A7R21 0698-3447
A4A7R22 0757-0420
A4A7R23*
0757-0444
A4A7R24* 0757-0444
I
A4A7R25
0757-0416
i
A4A7R26
0757-0405
4
A4A7R27 3757-0394
G
A4A7R28
1698-3154
0
A4A7R29
A4A7R30
A4A7R31
A4A7R32
A4A7R33
1757-0280
3
!lOO-3426
6
1757-0401
0
1698-3447
4
1757-0420
3
A4A7R34*
1757-0444
A4A7R35*
1757-0444
A4A7R36
1757-0416
A4A7R37
1757-0405
A4A7R38
1757-0394
A4A7R39
1698-3154
A4A7R40
1757-0280
A4A7R41
!lOO-3426
A4A7R42
1757-0401
A4A7R43
1698-3447
A4A7R44
1757-0420
1
1
7
4
0
0
3
6
0
4
3
Jt
1
1
1
1
1
1
1
1
1
1
1
1
1
1
1
1
1
1
1
1
1
1
1
1
1
1
1
1
1
1
1
1
1
1
1
1
1
1
1
1
1
1
1
1
1
I
1

Reference
Designation
HP Part
Number
A4A7R45*
0757-0444
A4A7R46*
0757-0444
A4A7R47
0757-0416
A4A7R48
0757-0405
A4A7R49
0757-0394
A4A7R50
0698-3154
A4A7R51
0757-0280
A4A7R52
0757-0346
A4A7R53
0757-0401
A4A7R54
0698-3447
A4A7R55
0757-0420
A4A7R56*
0757-0443
A4A7R57*
0757-0443
A4A7R58
0757-0405
A4A7R59
3698-3438
A4A7R60*
3698-3435
A4A7R61 3698-3447
A4A7R62
1698-3435
A4A7R63
1757-0401
A4A7R64
1757-0401
A4A7R65
1757-0401
A4A7R66*
1757-0394
A4A7R67
1698-3443
A4A7R68*
1698-3437
A4A7R69
A4A7R70*
A4A7R71
A4A7R72*
A4A7R73
1698-0082
)698-0082
)757-0416
1698-0083
1757-0416
A4A7R74*
1757-0395
A4A7R75
1698-3443
A4A7R76*
1698-3437
A4A7R77
1698-0082
A4A7R78*
1698-0082
A4A7R79
1757-0416
A4A7R80*
1698-0083
A4A7R81
1757-0416
A4A7R82*
1757-0395
A4A7R83
1698-3443
A4A7R84*
698-3437
A4A7R85
698-0082
A4A7R86*
757-0416
A4A7R87 757-0416
A4A7R88* 698-0083
i4A7R89 757-0416
44A7R90*
7574395
44A7R91 698-3443
44A7R92* 698-3437
8566240004 Parts List
Page6of7
RI
1
1
1
1
1
1
1
1
1
1
1
1
1
1
1
1
1
1
1
1
1
1
1
1
1
1
1
1
1
1
1
1
1
1
1
1
1
1
1
1
1
1
1
1
1
1
1
1
A4A7
3 MHz Bandwidth Filter
Description Mfr
Mfr Part
Cod6
Number
RESISTOR
12.1K
+-1%
.125W
TF TC=O+-100
1970 SFR25H
RESISTOR
12.1K
+-1%
.125W
TF TC=O+-100
1970 SFR25H
RESISTOR 511 +-1%
.125W
TF TC=O+-100
1970 SFR25H
RESISTOR 162 +-1%
.125W
TF TC=O+-100
1970 SFR25H
RESISTOR 51.1 +-I%
.125W
TF TC=O+-100
1970.
SFR25H
RESISTOR 4.22K 1%
.125W
TF TC=O+-100
1970:
SFR25H
RESISTOR
1K
+-I%
.125W
TF TC=O+-100
1970:
SFR25H
RESISTOR 10 +-1%
.125W
TF TC=O+-100
9163;
CMF-55-1, T-l
RESISTOR 100 +-1%
.125W
TF TC=O+-100
1970:
SFR25H
RESISTOR 422 1%
.125W
TF TC=O+-100
RESISTOR 750 +-1%
.125W
TF TC=O+-100
RESISTOR
11K
+-1%
.125W
TF TC=O+-100
RESISTOR
111:
+-1%
.125W
TF TC=O+-100
RESISTOR 162 +-I%
.125W
TF TC=O+-100
SFR25H
SFR25H
SFR25H
SFR25H
SFR25H
RESISTOR 147 1%
.125W
TF TC=O+-100
RESISTOR 38.3 1%
.125W
TF TC=O+-100
RESISTOR 422 1%
.125W
TF TC=O+-100
RESISTOR 38.3 1%
.125W
TF TC=O+-100
RESISTOR 100 +-1%
.125W
TF TC=O+-100
SFR25H
SFR25H
SFR25H
SFR25H
SFR25H
RESISTOR 100 +-1X
.125W
TF TC=O+-100
RESISTOR 100 +-1%
.125W
TF TC=O+-100
RESISTOR 51.1 +-1%
.125W
TF TC=O+-100
RESISTOR 287 1%
.125W
TF TC=O+-100
RESISTOR 133 1%
.125W
TF TC=O+-100
SFR25H
SFR25H
SFR25H
SFR25H
SFR25H
RESISTOR 464 1%
.125W
TF TC=O+-100
RESISTOR 464 1%
.125W
TF TC=O+-100
RESISTOR 511 +-1%
.125W
TF TC=O+-100
RESISTOR
1.96K
1%
.125W
TF TC=O+-100
RESISTOR 511 +-1%
.125W
TF TC=O+-100
RESISTOR 56.2 +-1%
.125W
TF TC=O+-100
ZESISTOR
287 1%
.125W
TF TC=O+-100
?ESISTOR
133 1%
.125W
TF TC=O+-100
?ESISTOR
464 1%
.125W
TF TC=O+-100
?ESISTOR
464 1%
.125W
TF TC=O+-100
7ESISTOR
511 +-1%
.125W
TF TC=O+-100
7ESISTOR
1.96K
1%
.125W
TF TC=O+-100
7ESISTOR
511 +-1%
.125W
TF TC=O+-100
?ESISTOR
56.2
+-I%
.125W
TF TC=O+-100
tESISTOR
287 1%
.125W
TF TC=O+-100
{ESISTOR
133 1%
.125W
TF TC=O+-100
IESISTOR
464 1%
.125W
TF TC=O+-100
lESISTOR
511 +-1%
.125W
TF TC=O+-100
lESISTOR
511 +-1%
.125W
TF TC=O+-100
lESISTDR
1.96K
1%
.125W
TF TC=O+-100
[ESISTDR
511 +-1%
.125W
TF TC=O+-100
lESISTOR
56.2
+-I%
.125W
TF TC=O+-100
lESISTOR
287 1%
.125W
TF TC=O+-100
lESISTOR
133 1%
.125W
TF TC=O+-100
1970:
19701
19701
19701
19701
19701
19701
19701
19701
19701
19701
19701
19701
19701
19701
19701
19701
19701
19701
19701
19701
19701
19701
19701
19701
19701
19701
19701
19701
19701
19701
19701
19701
19701
19701
19701
19701
19701
19701
SFR25H
SFR25H
SFR25H
SFR25H
SFR25H
SFR25H
SFR25H
SFR25H
SFR25H
SFR25H
SFR25H
SFR25H
SFR25H
SFR25H
SFR25H
SFR25H
SFR25H
SFR25H
SFR25H
SFR25H
SFR25H
SFR25H
SFR25H
SFR25H
*Indicates factory-selected value

HP Part Number 85662-60004
A4A7
3 MHz Bandwidth Filter
Reference
HP Part C
Description
Mfr
Designation
Number D
W
Code
A4A7R93
0698-0082
7
1
RESISTOR 464 1%
.125W
TF TC=O+-100
19701
SFR25H
A4A7R94*
0757-0416
7
1
A4A7R95 RESISTOR 511 +-1%
.125W
TF TC=O+-100
0757-0416
7
1
RESISTOR 511 +-1%
.125W
TF TC=O+-100
A4A7R96*
0698-0083
8
1
RESISTOR
1.96K
1%
.125W
TF TC=O+-100
A4A7R97
0757-0416
7
1
RESISTOR 511 +-1%
.125W
TF TC=O+-100
A4A7R98*
0757-0394
0
1
RESISTOR 51.1 +-1%
.125W
TF TC=O+-100
19701
SFR25H
19701
SFR25H
19701
SFR25H
19701
SFR25H
19701
SFR25H
A4A7R99
0698-3443
0
1
RESISTOR 287 1%
.125W
TF TC=O+-100
19701
SFR25H
A4A7RlOO*
0698-3437
2
1
RESISTOR 133 1%
.125W
TF TC=O+-100
19701
SFR25H
A4A7RlOl 0698-0082
7
1
RESISTOR 464 1%
.125W
TF TC=O+-100
19701
SFR25H
A4A7R102*
0757-0416
7
1
RESISTOR 511 +-I%
.125W
TF TC=O+-100
19701
SFR25H
A4A7R103
0757-0416
7
1
RESISTOR 511 +-1%
.125W
TF TC=O+-100
19701
SFR25H
A4A7R104*
0698-0083
8
1
RESISTOR
1.96K
1%
.125W
TF TC=O+-100
19701
SFR25H
A4A7R105
0757-0416
7
1
RESISTOR 511 +-1%
.125W
TF TC=O+-100
19701
SFR25H
A4A7R106
0757-0465
6
1
RESISTOR
1OOK
+-1%
.125W
TF TC=O+-100
19701
SFR25H
A4A7R107
0757-0465
6
1
RESISTOR
1OOK
+-1%
.125W
TF TC=O+-100
19701
SFR25H
A4A7R108
0757-0465
6
1
RESISTOR
1OOK
+-I%
.125W
TF TC=O+-100
19701
SFR25H
A4A7R109
0757-0465
6
1
RESISTOR
1OOK
+-1%
.125W
TF TC=O+-100
19701
A4A7TPl 0360-1788
7
1
CONNECTOR-SGL CONT PIN
.045-IN-BSC-SZ SQ 04574
A4A7TP2
0360-1788
7
1
CONNECTOR-SGL CONT PIN
.045-IN-BSC-SZ SQ 04574
A4A7TP3
0360-1788
7
1
CONNECTOR-SGL CONT PIN
.045-IN-BSC-SZ SQ 04574
A4A7TP4
0360-1788
7
1
CONNECTOR-SGL CONT PIN
.045-IN-BSC-SZ SQ 04574
SFR25H
A4A7TP5
0360-1788
7
1
CONNECTOR-SGL CONT PIN
.045-IN-BSC-SZ
SQ
04574
A4A7TP6
0360-1788
7
1
CONNECTOR-SGL CONT PIN
.045-IN-BSC-SZ SQ 04574
A4A7TP7
0360-1788
7
1
CONNECTOR-SGL CONT PIN
.045-IN-BSC-SZ SQ 04574
A4A7TPB
0360-1788
7
1
CONNECTOR-SGL CONT PIN
.045-IN-BSC-SZ SQ 04574
A4A7TP9 0360-1788
7
1
CONNECTOR-SGL CONT PIN
.045-IN-BSC-SZ SQ 04574
A4A7TPlO
A4A7Yl
A4A7Y2
0360-1788
7
1
CONNECTOR-SGL CONT PIN
.045-IN-BSC-SZ SQ
0410-0404
9
1
CRYSTAL-QUARTZ, PART OF A MATCHED SET
OF
FIVE, INCLUDES A4A7Yl-A4A7Y5
9
1
CRYSTAL-QUARTZ, PART OF A MATCHED SET OF
FIVE, INCLUDES
~4~7~1-~4~7~5
(REFER TO
A4A7Yl)
04574
00136
A4A7Y3
A4A7Y4
9
1
CRYSTAL-QUARTZ PART OF A MATCHED SET OF
FIVE, INCLUDES A4A7Yl-A4A7YS (REFER TO
A4A7Yl)
9
1
CRYSTAL-QUARTZ PART OF A MATCHED SET OF
FIVE, INCLUDES A4A7Yl-A4A7Y5 (REFER TO
A4A7Yl)
A4A7Y5
9
1
CRYSTAL-QUARTZ PART OF A MATCHED SET OF
FIVE, INCLUDES
~4~7~1-~4~7~5
(REFER TO
A4A7Yl)
Mfr Part
Number
*Indicates
factory-selected value
85662~6ooo4
Parts List
Page 7 of 7

IF-DISPLAY SECTION
---m--s-
A4A7
3 MHz
I
BANDWIDTH FILTER
1
I
IF-VIDEO
I
MOTHERBOARD
UP CONVERTER
IA---
IAxl-
-
I
1
’
I
I
i
1
I
IF-VIDEO
DOWN CONVERTER
MOTHERBOARD
I
i
I
I
l
I I
I
I I
I
I I I I
A4XA6A2P
1
1I
I
I
I
I
A4XA7P2
I
I
3
MHz-+
9 ,
I
-15
dEm
+ZdB I
1
I
L
I
I
I
I
I
---
I
I
I
I
NOTES :
THE A4A7 3
MHz
BANDWIDTH
FILTER COMPRISES
FIVE
IDENTICAL FILTER STAGES.
FOR SIMPLICITY. ONLY ONE
IS SHOWN HERE. THE POWER
LEVELS FOR THE OUTPUT OF
EACH FILTER STAGE ARE AS
FOLLOWS:
1
1ST
POLE:
TPlO-15dEh
_+ZdB
ZND
POLE: TP
&lldBm+ZdB
3RD POLE: TP
6-lOdBm+ZdE
4TH
POLE: TP
4-
9dBm
t2dB
STH
POLE: TP
Z-
BdBm
2266
IF CONTROL
‘AX--
l
1
I
I
I
300
HZ
-14
I
I
100
Hz
--al5
I
30
Hz
-12
I
10
HZ
+13
A4XA9P2
AQXA7P2
I I
>
,
I
>
’
-
>
<
I!
!I
;
I
L
I
I
---
I
--
i
t
-------
l
MHz Bandwidth Filter, Block
A4A7
3
Diagram

c40
c41
PK SYM
?y,;;;Hz
AMPL
10 Hz AMPL
A4A7 3 MHz Bandwidth Filter Component Locations, 85662-60004 , 85662-60174


A4A8
A4A8
Attenuator-Bandwidth
Filter,
Circuit
Description
A4A8 Attenuator-Bandwidth Filter and
A4A4
Bandwidth Filter operate at 21.4 MHz and
are variable in bandwidth from 3
kHz
to 3 MHz. The narrower bandwidths (3
kHz
through
30
kHz)
are obtained from five synchronously tuned crystal filters; the wider bandwidths (100
kHz
through 3 MHz), from four synchronously tuned LC tank circuits (the bandwidths 10
Hz through 1
kHz
are obtained from
A4A7
3 MHz Filter). The Bandwidth Filter assemblies
are on similar printed- circuit boards.
A4A8
has two LC filters and two crystal filters, and
A4A4
has two LC filters and three crystal filters (A4861 Up Converter has a single 21.4 MHz
crystal that is used only for bandwidths
51
kHz).
These six crystals comprise a matched set
and must be replaced as such. The replacement assemblies are shipped without crystals, so
the crystals from the replaced boards must be used again.
lo-20
dB
Attenuator, 10
dB
Amplifier
@
The 10
dB
Amplifier is a common emitter amplifier with a gain of approx; 10
dB.
G
=*
GdB
=
20
log G
287
=iTni
=
20
log
3.16
=
3.16
M
10
For the lower gain settings of 0
dB
and -10
dB
(activated by
AlOdB
and
A20dB,
respectively), additional collector resistance is switched in by CR3 or CR2, thereby lowering
the gain.
Input Buffer Amplifier
@
The unity gain Input Buffer Amplifier functions as a noninverting op amp. (See Figure 1.)
Figure 1. A4A8 Input Buffer Amplifier, Equivalent Circuit
In the crystal mode (3
kHz,
10
kHz,
and 30
kHz
bandwidths), the amplifier includes Q2. The
biasing of the amplifier is independent of its ac (21.4 MHz) o eration but is very critical for
p
its proper functioning. If a malfunction occurs, the dc bias should be checked first.
A4A8
1

The current through
QlO
is determined by the difference between two current sources, one
involving Q2 and the other involving
Qll.
(See Figure 2.) The most convenient way to find
the current from each source is to measure the voltage across each emitter resistor (a 1 k
Ohm resistor should be used in series with the voltmeter probe tip to prevent the circuit
from oscillating and giving an erroneous reading). For Q2, the current through R60 must be
included. If results are inconsistent, the emitter resistor should be checked also. Check to see
that the BW5 line is at approximately -0.5 V for bandwidths 530
kHz.
02,ETC.
Figure 2. A4A8 Input Buffer Amplifier, Current Sinks
In the LC mode (the four wider bandwidths), the BW5 line goes to approximately $14.8 V
and turns off the current source Q2. The current supplied by Q2 in the crystal mode is now
supplied through CR5 and R15 from the BW5 line. In the LC mode, the current through
QlO
can be found by subtracting the current through R5 from the current through R12. C76, L34,
and C77 form a feedback tank circuit to suppress oscillations.
Buffer Amplifier
@
The Buffer Amplifier is similar to the input Buffer Amplifier. The input is selected by the
BW5 line from CR9 in the LC mode or from CR8 in the crystal mode.
In the crystal mode, the current through Q4 is determined by the difference between the
current
sourced
by
QS
and that sunk by Q5 (about 4
mA).
A significant deviation from
this current should be reflected by the gate-to-source voltage of Q4. The source should be
at least 0.4 V more positive than the gate, but not more than 2.0 V more positive. If the
difference is less than 0.4 V, the FET current is too high; if the difference is greater than 2.0
V, the FET current may be too low. In the either case the FET could also be defective. To
determine precisely the current through Q4, the difference between the current through R47
and that through R61 should be subtracted from the current through R41. If the results are
inconsistent, check the above-mentioned resistors.
In the LC mode of operation, current is supplied through R44 and CR11 from the BW5 line
instead of through
QS.
The difference between the current through R44 and that through
R41 yields the FET current. C79, L35, and
C80
form a feedback tank circuit to suppress
oscillations.
2
A4A8

Output Buffer Amplifier
@
The Output Buffer Amplifier is a complementary pair of transistors in which Q8 acts as a
source follower boosted by
Q9.
The current through FET
QS
is set by R58:
I
FET
=
Vbe(Qg)
0.7v
196R
M
-
M
3.5mA
196R
The total current through
QS
and
Q9
is set by R59. The input is selected by the BW5 line
from either CR15 in the LC mode or CR14 in the crystal/mode.
Crystal Filtering Circuits
@
@
The bandwidths 3
kHz,
10 Hz, and 30
kHz
are obtained by crystal filtering in the First
Crystal Pole and Second Crystal Pole circuits. The crystals are used in series resonant mode
and can be modeled as a series resonant circuit with a parallel capacitance. (See Figure 3.)
Figure 3. Quartz Crystal, Simplified Schematic
The parallel capacitance (C,) and series resistance
(&)
are not desired and are compensated
for in the circuit, as shown in the equivalent circuit of a single pole of crystal filtering. (See
Figure 4.)
Figure 4. Crystal Filtering Pole, Equivalent Circuit
Since the two crystal filtering circuits are almost identical, the following description is for the
First Crystal Pole circuit only.
The PIN diode CR7 functions as a variable resistor at 21.4 MHz. As the resistance is lowered
by increasing the current in the BW63 line, the bandshape becomes narrower. The bandwidth
of one pole widens to approximately 80
kHz
when CR7 is turned off completely at the 30
kHz
BW setting. For a five-pole filter, the bandwidth of each pole is about 2.6 times the
bandwidth of all five poles taken together.
A simplified schematic of a crystal pole, including compensation for
R,
and
C,
in the crystal
and input capacitance of the buffer amplifier, is shown in Figure 5.
A4A8
3

SYM
--
#PI..;1
ER
;-
s+E:NERATED
POSITIVE
FEEDBACK
--I
I
-11
I
104.05
I
I
-
I
-
R26*
CR7
2
c29
I-
CTR
L8
Figure 5. Crystal Pole, Simplified Schematic
The SYM adjustment Cl3 compensates for
C,
by producing a current
(-11)
that is equal
to the current
(11)
through
C,
of the crystal but opposite in phase. These currents cancel,
nullifying the effect of C-o-. The positive feedback from the collector of Q2 generates a
negative output resistance that cancels
R,
of the crystal. This is approximated by resistor R16
in the Input Buffer Amplifier and XTL adjustment R40 in the Buffer Amplifier.
The input capacitance of the Buffer Amplifier, printed circuit board capacitance, PIN diode
capacitance, and the centering (CTR) capacitor C29 are in parallel resonance with L8. These
components have negligible effect on the band shape. As long as C29 has sufficient range to
“dip” the band shape, they can be ignored in analyzing the remainder of the circuit.
The PIN diode CR7 controls bandwidths from 3
kHz
to 10
kHz.
For the 30
kHz
bandwidth,
CR7 is back biased and R26 sets that bandwidth. If the 30
kHz
bandwidth is much too
narrow, even with CR7 back biased, the circuit might be loaded by a bad buffer amplifier
(Q4, Q5). If the bandwidth is only slightly narrow, it may be widened by selecting a new
value for R26*. If the narrowest bandwidth (3
kHz)
has too little gain, and it cannot be
increased enough by XTL adjustment
R40,
then the crystals may have too high a series
resistance (defective crystal), the output resistance may not be negative enough (defective
Buffer Amplifier or &3), or the crystals may have drifted too far apart in frequency.
LC Filters
@J
@
The two LC filtering circuits are used for the wider bandwidths (100
kHz
through 3 MHz).
They are similar in function; the Second LC Pole circuit is described. A schematic of the
simplified equivalent circuit is shown in Figure 6.
4
A4A8

Figure 6. LC Pole, Equivalent Circuit
The Q (bandwidth) is set by the resistance of the PIN diode CR18. A more detailed
schematic of the Second LC Pole circuit is shown in Figure 7.
CR18
C67
LC DIP c49
I
c
Ilr
/f
’
4,
4
F
8
I
;-,
C48 L14
7
CNTR -- --
L15 ,C81
CR17
R55*
(R29*
IN FIRST
LC POLE)
Figure 7. Second LC Pole Circuit, Simplified Schematic
The LC filter pole comprises an inductor (L14) in parallel with four capacitors: C48, C46
(LC CENTER),
and the series combination of
C49*
and
C81*.
The parallel circuit is driven
through PIN diode CR18, which functions as a variable resistor. The BW7 line sets the
current through CR18. Higher resistance results in narrower bandwidth.
C67 and L15 tune out the case capacitance of CR18. R55* sets the 100
kHz
bandwidth when
CR18 is back biased (that is, highest resistance). CR17 is controlled by the LC adjustment
R35 and compensates for losses in the parallel resonant circuit. In the First LC Pole circuit,
fixed resistor
R29*
replaces CR17.
Low gain in one of the poles in the 100
kHz
bandwidth is caused by:
1. Broken or cracked metalized-glass inductor (often intermittent).
2. The pole being centered at some frequency other than 21.4 MHz.
3. Insufficient feedback from the buffer amplifier.
4. Defective buffer amplifier that is loading the circuit.
If the 10
kHz
bandwidth amplitude is correct, but that of the 300
kHz
bandwidth is too
low, either C66 or C67 is not properly adjusted. If the 300
kHz
amplitude is too high, the
four LC poles are not tuned close enough to the same frequency. In either case, refer to the
Performance Tests and Adjustments Manual.
A4A8
5

A4A8
Attenuator-Bandwidth
Filter,
Troubleshooting
As an aid in troubleshooting, critical dc voltages for proper operation are indicated at several
nodes on the accompanying schematic.
If the resolution bandwidths from 3
kHz
to 3 MHz have low gain or incorrect bandwidth,
either this board or the
A4A4
Bandwidth Filter board may be defective. To determine which
board is faulty, disconnect the 97 cable from
A4A8Jl
and connect it to
A4A6Jl.
If the signal
is then 3 to 5
dB
lower than expected (CAL OUTPUT is -13 to -15
dBm)
or the bandwidth
is 30 to 60 percent wider than expected
(1MHz
(REsBW_)
is 1.3 to 1.5 MHz), then A4A8 is
suspect.
Control line BW5 determines whether the LC filters or the crystal
filters
are selected. If this
line does not switch,
A4A9Q3
on the IF control board should be checked. BW63 controls the
crystal mode resolution bandwidths from 3
kHz
to 30
kHz.
The LC resolution bandwidths
from 100
kHz
to 3 MHz are controlled by BW7. If any of the control line voltages in Note 5 of
the schematic diagram are incorrect, signals from A4A9 IF Control should be checked.
Operation of the AlOdB and A20dB circuitry can be determined by the following method.
Connect a 355D attenuator between the CAL OUTPUT and the input of the spectrum
analyzer. Set this attenuator to 90 db, press Instrument Preset, and key in the following:
.
.
.
.
.
.
.
.
.
.
.
.
.
.
.
.
.
.
.
.
.
.
.
.
.
.
.
.
.
.
.
.
.
.
.
.
.
.
.
.
.
equal to the CAL
...............................
...............................
...............................
...............................
...............................
...............................
.........
.........
.........
.........
.........
.........
OUTPUT frequency
...............
.O Hz
..............
1
kHz
...............
OdB
..............
10 Hz
................
20 s
.......... -10
dBm
Press the
@GG?)
sweep key and then repeatedly press the DATA STEP
@
key. Figure 8
shows the display of a properly working instrument. If either of the first two steps is missing,
the AlOdB or A20dB circuitry is faulty. Note 6 on the schematic diagram indicates the
correct control line voltages from the A4A9 IF Control board.
6
A4A8

-10
dBm
!P
RE
10
dB/
CENTER 20 000000 MHz SPAN 0Hz
RES BW 1
kHz
VBW 10 Hz
SWP
20
set
NOTE: Center Frequency readout will be 100.000 000 MHz for on
HP8566B
Figure 8.
AlOdB/A20dB
Step Display
A4A8
7

Reference
Designatior
HP Part
Number
c
c
A4A8 85662-60131
E
A4A8Cl
A4A8C2
A4A8C3
A4A8C4
A4A8C5
0140-0200
C
0160-2055
s
0160-2055
s
0160-2055
s
0160-2055
s
A4A8C6
A4A8C7
A4A8C8
A4A8C9
A4A8Cll
0160-2055
6
0160-2055
s
0160-2055
6
0160-2055
s
0160-2055
9
A4A8C12 0160-2255
1
A4A8C13 0121-0059
7
A4A8C14* 0160-2249
3
A4A8C15
0160-2055
9
A4A8C16
0160-2055
9
A4A8C17 0160-2207
3
A4A8C18 0160-2055
9
A4A8C19 0160-4297
5
A4A8C20
0160-2055
9
A4A8C21 0160-3456
6
A4A8C22
A4A8C23
A4A8C24
A4A8C25
A4A8C26
0160-2055
9
0160-2055
9
0160-2055
9
0160-2055
9
1160-4297
5
A4A8C27
A4A8C28
A4A8C29
A4A8C30
A4A8C31
1160-2055
3
1160-2055
3
1121-0446
5
1160-2055
3
1160-2055
3
A4A8C32 1121-0036
3
A4A8C33 1160-2055
3
A4A8C34 1160-0437
7
A4A8C35*
1160-0134
1
A4A8C36 1160-2055
3
A4A8C38
A4A8C39
A4A8C40
A4A8C41
A4A8C42
1160-2055
3
1160-4297
5
1160-2055
3
1160-2254
1
1121-0059
7
A4A8C43* 1160-2249
3
A4A8C44 1121-0446
5
A4A8C45 1160-2055
3
A4A8C46 1121-0036
1
A4A8C47 1160-2055
3
-
at!
-
1
1
1
1
1
1
1
1
1
1
1
1
1
1
1
1
1
1
1
1
1
1
1
1
1
1
1
1
1
1
1
1
1
1
1
1
1
1
1
1
1
1
1
1
1
1
HP Part Number 85662-60131
A4A8
Attenuator-Bandwidth Filter
Description Mfr Mfr Part
Code Number
BOARD ASSEMBLY, ATTENUATOR-BANDWIDTH
FILTER (SERIAL PREFIXES:
2403A-2648A) 28480 85662-60131
CAPACITOR-FXD 390PF +-5% 300VDC MICA
0+7
CAPACITOR-FXD
.OlUF
+80-20%
1OOVDC
CER
CAPACITOR-FXD
.OlUF
+80-20%
1OOVDC
CER
CAPACITOR-FXD
.OlUF
+80-20x
1OOVDC
CER
CAPACITOR-FXD
.OlUF
+80-20X
1OOVDC
CER
09023 CD15FD391J03
805-504
Y5V
1032
805-504
Y5V
1032
805-504
Y5V
1032
805-504
Y5V
1032
CAPACITOR-FXD
.OlUF
+80-20x
1OOVDC
CER 805-504
Y5V
1032
CAPACITOR-FXD
.OlUF
+80-20x
1OOVDC
CER 805-504
Y5V
1032
CAPACITOR-FXD
.OlUF
+80-20x
1OOVDC
CER 805-504
Y5V
1032
CAPACITOR-FXD
.OlUF
+80-20x
1OOVDC
CER
805-504
Y5V
1032
CAPACITOR-FXD
.OlUF
+80-20%
1OOVDC
CER
805-504
Y5V
1032
CAPACITOR-FXD
8.2pF
500 V
CAPACITOR-V TRMR-CER 2-8PF 350V PC-MTG
CAPACITOR-FXD
4.7PF
+-.25PF
SOOVDC
CER
CAPACITOR-FXD
.OlUF
+80-20x
1OOVDC
CER
CAPACITOR-FXD
.OlUF
+80-20x
1OOVDC
CER
52763
52763
52763 304-324-139
2RDPLX0504R7NPO
805-504
Y5V
1032
805-504
Y5V
1032
CAPACITOR-FXD
3OOpF
300 V MICA
CAPACITOR-FXD
.OlUF
+80-20x
1OOVDC
CER
CAPACITOR-FXD
.022UF
+80-20%
1OOVDC
CER
CAPACITOR-FXD
.OlUF
+80-20X
1OOVDC
CER
CAPACITOR-FXD
1OOOPF
+-IO%
1KVDC
CER
09023
CD15FD301J03
805-504
Y5V
1032
562CZClOlAH223ZA23
805-504
Y5V
1032
808-542
X5E
102K
CAPACITOR-FXD
.OlUF
+80-20X
1OOVDC
CER 805-504
Y5V
1032
CAPACITOR-FXD
.OlUF
+80-20% IOOVDC CER
805-504
Y5V
1032
CAPACITOR-FXD
.OlUF
+80-20%
1OOVDC
CER 805-504
Y5V
1032
CAPACITOR-FXD
.OlUF
+80-20X
1OOVDC
CER 805-504
Y5V
1032
CAPACITOR-FXD
.022UF
+80-20X
1OOVDC
CER
562CZClOlAH223ZA23
CAPACITOR-FXD
.OlUF
+80-20x
1OOVDC
CER
CAPACITOR-FXD
.OlUF
+80-20%
1OOVDC
CER
CAPACITOR-VAR
4.5pF
2pF
160 V
CAPACITOR-FXD
.OlUF
+80-20x IOOVDC CER
CAPACITOR-FXD
.OlUF
+80-20X
1OOVDC
CER
52763
805-504
Y5V
1032
805-504
Y5V
1032
302-450-502
805-504
Y5V
1032
805-504
Y5V
1032
CAPACITOR-V TRMR-CER
5.5-18PF
350V PC-MT
CAPACITOR-FXD
.OlUF
+80-20x
1OOVDC
CER
CAPACITOR-FXD 12pF 500 V
CAPACITOR-FXD 220PF +-5% JOOVDC MICA
0+7
CAPACITOR-FXD
.OlUF
+80-20x
1OOVDC
CER
52763
09023
304-324-237
805-504
Y5V
1032
301-OOO-P3KO-120J
CD15FD221J03
805-504
Y5V
1032
CAPACITOR-FXD
.OlUF
+80-20%
1OOVDC
CER
CAPACITOR-FXD
.022UF
+80-20x
1OOVDC
CER
CAPACITOR-FXD
.OlUF
+80-20x IOOVDC CER
CAPACITOR-FXD
7.5pF
500 V
CAPACITOR-V TRMR-CER 2-8PF 350V PC-MTG
805-504
Y5V
1032
562CZClOlAH223ZA23
805-504
Y5V
1032
52763
52763
CAPACITOR-FXD
4.7PF
+-.25PF
SOOVDC
CER
CAPACITOR-VAR
4.5pF
2pF
160 V
CAPACITOR-FXD
.OlUF
+80-20X
1OOVDC
CER
CAPACITOR-V TRMR-CER
5.5-18PF
350V PC-MT
CAPACITOR-FXD
.OlUF
+80-20x
1OOVDC
CER
52763
52763
52763
304-324-139
ZRDPLX0504R7NPO
302-450-502
805-504
Y5V
1032
304-324-237
805-504
Y5V
1032
*Indicates factory-selected value
85662-60131
Parts List
Page 1 of 5

HP Part Number 85662-60131
A4A8 Attenuator-Bandwidth Filter
Reference
HP Part C
Designation
Number D
Qty
Description Mfr
Mfr Part
Code Number
A4A8C48
0160-0437
7
1
CAPACITOR-FXD 12pF 500 V 301-OOO-P3KO-120J
A4A8C49*
0160-0134
1 1
CAPACITOR-FXD 220PF +-5% 300VDC MICA
0+7 09023
CD15FD221J03
A4A8C50
0160-3456
6
1
CAPACITOR-FXD
1OOOPF
+-lo%
1KVDC
CER
808-542
X5E
102K
A4A8C51 0160-2055
9
1
CAPACITOR-FXD
.OlUF
+80-20%
1OOVDC
CER
805-504
Y5V
1032
A4A8C52
0160-2055
9
1
CAPACITOR-FXD
.OlUF
+80-20%
1OOVDC
CER
805-504
Y5V
1032
A4A8C53
0160-2055
9
1
CAPACITOR-FXD
.OlUF
+80-20%
1OOVDC
CER
805-504
Y5V
1032
A4A8C54
0160-2055
9
1
CAPACITOR-FXD
.OlUF
+80-20%
1OOVDC
CER 805-504
Y5V
1032
A4A8C55
0160-2055
9
1
CAPACITOR-FXD
.OlUF
+80-20%
1OOVDC
CER
805-504
Y5V
1032
A4ABC56
0160-2055
9
1
CAPACITOR-FXD
.OlUF
+80-20%
1OOVDC
CER
805-504
Y5V
1032
A4A8C57
0160-2055
9
1
CAPACITOR-FXD
.OlUF
+80-20%
1OOVDC
CER
805-504
Y5V
1032
A4A8C58
0160-2055
9
1
CAPACITOR-FXD
.OlUF
+80-20%
1OOVDC
CER
805-504
Y5V
1032
A4A8C59
0160-2055
9
1
CAPACITOR-FXD
.OlUF
+80-20%
1OOVDC
CER 805-504
Y5V
1032
A4A8C60
0160-4297
5
1
CAPACITOR-FXD
.022UF
+80-20%
1OOVDC
CER
562CZClOlAH223ZA23
A4A8C61 0160-2055
9
1
CAPACITOR-FXD
.OlUF
+80-20%
1OOVDC
CER
805-504
Y5V
1032
A4A8C62 0160-2055
9
1
CAPACITOR-FXD
.OlUF
+80-20X
1OOVDC
CER
805-504
Y5V
1032
A4A8C63*
0140-0194
1
1
CAPACITOR-FXO
1lOPF
+-5%
JOOVDC
MICA
09023
CD15FDlllJ03
A4A8C64
0160-2055
9
1
CAPACITOR-FXD
.OlUF
+80-20%
1OOVDC
CER
805-504
Y5V
1032
A4A8C65
0160-2055
9
1
CAPACITOR-FXD
.OlUF
+80-20x
1OOVDC
CER 805-504
Y5V
1032
A4A8C66
0121-0452
4
1
CAPACITOR-V TRMR-AIR
1.3-5.4PF
175V PC-M
74970
187-0103-028
A4A8C67 0121-0452
4
1
CAPACITOR-V TRMR-AIR
1.3-5.4PF
175V
PC-M
74970
187-0103-028
A4A8C68
0160-2055
9
1
CAPACITOR-FXD
.OlUF
+80-20%
1OOVDC
CER
805-504
Y5V
1032
A4A8C69
0160-2055
9
1
CAPACITOR-FXD
.OlUF
+80-20x
IOOVDC
CER
805-504
Y5V
1032
A4A8C70
0160-2207
3
1
CAPACITOR-FXD
3OOpF
300 V MICA
09023
CD15FD301J03
A4A8C71 0160-2055
9
1
CAPACITOR-FXD
.OlUF
+80-20%
1OOVDC
CER 805-504
Y5V
1032
A4A8C72
0160-4084
8
1
CAPACITOR-FXD
O.luF
50 V
56289
lC20X7R104M050B
A4A8C73
0160-4084
8
1
CAPACITOR-FXD
O.luF
50 V
56289
1C20X7R104M050B
A4A8C74
0160-2055
9
1
CAPACITOR-FXD
.OlUF
+80-20X
IOOVDC
CER 805-504
Y5V
1032
A4A8C75
0160-2055
9
1
CAPACITOR-FXD
.OlUF
+80-20%
1OOVDC
CER 805-504
Y5V
1032
A4A8C76
0160-2055
9
1
CAPACITOR-FXD
.OlUF
+80-20%
1OOVDC
CER
805-504
Y5V
1032
A4A8C77
0160-2258
4
1
CAPACITOR-FXD
1lpF
500 V
52763
A4A8C78*
0140-0198
5
1
CAPACITOR-FXD 200PF +-5%
SOOVDC
MICA
09023
CD15FD201J03
A4A8C79
0160-2055
9
1
CAPACITOR-FXD
.OlUF
+80-20x
1OOVDC
CER
805-504
Y5V
1032
A4A8C80
0160-2258
4
1
CAPACITOR-FXD
1lpF
500 V
52763
A4A8C81*
0140-0198
5
1
CAPACITOR-FXD 200PF +-5x 300VDC MICA
09023
CD15FD201J03
A4A8CR2
1901-1070
9
1
DIODE-PIN
1lOV 28480
A4A8CR3
1901-1070
9
1
DIODE-PIN
1lOV 28480
A4A8CR4
1901-0047
8
1
DIODE-SWITCHING 20V 75MA
1ONS
DO-35
71468
A4A8CR5
1901-0047
8
1
DIODE-SWITCHING 20V 75MA
1ONS
DO-35
71468
A4A8CR6
1901-1070
9
1
DIODE-PIN
1lOV 28480
A4A8CR7
1901-1070
9
1
DIODE-PIN
1lOV 28480
A4A8CR8
1901-0535
9
1
DIODE-SCHOTTKY SM SIG
A4A8CR9
1901-0047
8
1
DIODE-SWITCHING 20V 75MA
1ONS
DO-35
71468
A4A8CRlO
1901-0535
9
1
DIODE-SCHOTTKY SM SIG
A4A8CRll
1901-0047
8
1
DIODE-SWITCHING
2OV
75MA
1ONS
DO-35
71468
A4A8CR12
1901-0047
8
1
DIODE-SWITCHING 20V 75MA
1ONS
DO-35
71468
A4A8CR13
1901-1070
9
1
DIODE-PIN
1lOV 28480
A4A8CR14
1901-0535
9
1
DIODE-SCHOTTKY SM SIG
A4A8CR15
1901-0047
8
1
DIODE-SWITCHING 20V 75MA
1ONS
DO-35
71468
85662-60131
Parts List
Page 2 of
5
*Indicates factory-selected value

HP Part Number 85662-60131
A4A8 Attenuator-Bandwidth Filter
Description
A4A8CR16 1901-0535
9
1
DIODE-SCHOTTKY
St4
SIG
A4A8CR17 1901-1070
9
1
DIODE-PIN
1lOV
A4A8CR18 1901-1070
9
1
DIODE-PIN
1lOV
A4A8CR19 1901-0535
9
1
DIODE-SCHOTTKY SM SIG
A4A8El 9170-0029
3
1
CORE-SHIELDING BEAD
A4A8E3 9170-0029
3
1
CORE-SHIELDING BEAD
A4A8E4 9170-0029
3
1
CORE-SHIELDING BEAD
A4A8E5 9170-0029
3
1
CORE-SHIELDING BEAD
02114 56-590-65A2/4A
A4A8E6 9170-0029
3
1
CORE-SHIELDING BEAD
02114 56-590-65A2/4A
A4A8E8 9170-0029
3
1
CORE-SHIELDING BEAD
02114 56-590-65A2/4A
A4A8E9 9170-0029
3
1
CORE-SHIELDING BEAD
02114
56-590-65A2/4A
A4A8ElO 9170-0029
3
1
CORE-SHIELDING BEAD
02114
56-590-65A2/4A
A4A8Ell 9170-0029
3
1
CORE-SHIELDING BEAD
02114 56-590-65A2/4A
A4A8E12 9170-0029
3
1
CORE-SHIELDING BEAD
02114
56-590-65A2/4A
A4A8E13 9170-0029
3
1
CORE-SHIELDING BEAD
02114
56-590-65A2/4A
A4A8E14 9170-0029
3
1
CORE-SHIELDING BEAD
02114 56-590-65A2/4A
A4A8Jl 1250-2112
1 1
CONNECTOR-RF SMB M SGL-HOLE-FR 50-OHM
98291 051-047-0259-220
A4A8L
1
9100-3314
8
1
INDUCTOR RF-CH-MLD 150NH +-5%
.166D-INX. 24226 15M150J
A4A8L2 9140-0179
1
1
INDUCTOR RF-CH-MLD 22UH +-lo%
.166D-INX. 99800 1537-44
A4A8L3 9140-0453
4
1
INDUCTOR RF-CH-MLD
6.8UH
+-5%
.166D-INX. 24226 15M-681J
A4A8L4 9100-1618
1
1
INDUCTOR RF-CH-MLD
5.6UH
+-10X
.166D-INX 99800 1537-30
A4A8L5 9140-0114
4
1
INDUCTOR RF-CH-MLD
1OUH
+-lo%
.166D-INX. 99800 1537-36
A4A8L6 9140-0114
4
1
INDUCTOR RF-CH-MLD
1OUH
+-lo%
.166D-INX. 99800 1537-36
A4A8L7 9100-2813
0
1
INDUCTOR 385NH +-5%
.312D-INXl.O16LG-IN 52763 5087-0273-l
A4A8L8 9140-0111
1
1
INDUCTOR RF-CH-MLD
3.3UH
+-lo%
.166D-INX 99800 1537-24
A4A8L9 9100-1620
5
1
INDUCTOR RF-CH-MLD 15UH +-lo%
.166D-INX. 99800 1537-40
A4A8LlO 9140-0453
4
1
INDUCTOR RF-CH-MLD
6.8UH
+-5%
.166D-INX. 24226 15M-681J
A4A8Lll
A4A8L12
A4A8L13
A4A8114
A4A8L15
A4A8L16
A4A8L17
A4A8L19
A4A8L20
A4A8L33
A4A8L34 9140-0112
2
1
INDUCTOR RF-CH-MLD
4.7UH
+-lo%
.166D-INX 99800 1537-28
A4A8L35 9140-0112
2 1
INDUCTOR RF-CH-MLD
4.7UH
+-10x
.166D-INX 99800 1537-28
A4A8MPl
85662-20038
0
1
COVER, ATTENUATOR-BANDWIDTH FILTER
28480 85662-20038
A4A8MP2 86701-40001
9
1
EXTRACTOR-PC 28480 86701-40001
A4A8MP5 2190-0557
7
1
WASHER-LK INTL T NO. 10
.195-IN-ID 78189 1210-06-00-0551
A4A8MP6 2950-0078
9
1
NUT-HEX-DBL-CHAM
lo-32-THD
.067-IN-THK 74163
A4A8MP7 2200-0101
0
4
SCREW-MACH 4-40
.188-IN-LG
PAN-HO-POZI
77250
A4A8MP8 6960-0069
3
1
PLUG-HOLE CNCL-HD FOR
.125-D-HOLE
NYL
02768
A4A8Ql 1854-0345
8
1
TRANSISTOR NPN
2N5179
SI TO-72 PD=POOMW
04713
A4A8Q2 1853-0007
7 1
TRANSISTOR PNP
2N3251
SI TO-18 PD=360MW
04713
9100-1618
1
1
INDUCTOR RF-CH-MLD
5.6UH
+-10x
.166D-INX
9100-1618
1 1
INDUCTOR RF-CH-MLD
5.6UH
+-lo%
.166D-INX
9140-0114
4
1
INDUCTOR RF-CH-MLD
1OUH
+-lo%
.166D-INX.
9100-2813
0
1
INDUCTOR 385NH +-5%
.312D-INXl.O16LG-IN
9100-1620
5
1
INDUCTOR RF-CH-MLD
15UH
+-lo%
.166D-INX.
9100-1620
5
1
INDUCTOR RF-CH-MLD
15UH
+-IO%
.166D-INX.
9140-0111
11
INDUCTOR RF-CH-MLD
3.3UH
+-10x
.166D-INX
9100-1618
1
1
INDUCTOR RF-CH-MLD
5.6UH
+-lo%
.166D-INX
9140-0179
1 1
INDUCTOR RF-CH-MLD 22UH +-lo%
.166D-INX.
9140-0158
6
1
INDUCTOR RF-CH-MLD
1UH
+-lo%
.105D-INX.2
Mfr
I I
Mfr Part
Code Number
28480
28480
02114
02114
02114
56-590-65A2/4A
56-590-65A2/4A
56-590-65A2/4A
99800 1537-30
99800 1537-30
99800 1537-36
52763 5087-0273-I
99800 1537-40
99800 1537-40
99800 1537-24
99800 1537-30
99800
1537-44
32159 lA1002M
+-lo%
500220
207-080501-00-0101
2N5179
2N3251
*Indicates factory-selected value
85662-60131 Parts List
Page 3 of 5

Reference
Designatior
1
HP Part
Number
A4A8Q3
I
1853-0007
A4A8Q4
1
1855-0267
A4A8Q5
I
1854-0404
A4ABQ6
1
.853-0007
A4A8Q7
I
.853-0007
A4A8Q8
1
855-0267
A4A8Q9
1
853-0007
A4A8QlO
1
855-0267
A4A8Qll
1
854-0404
A4A8Rl
0
757-0395
A4A8R2
0
698-0083
A4A8R3
0
757-0401
A4A8R4
0
757-0294
A4A8R5
0
757-0401
A4A8R6
2
100-3053
A4ABR7
2
1100-3052
A4A8R8
0
1757-0416
A4A8R9
0
'698-3260
A4A8RlO
0
698-3260
A4A8Rll
0
757-0280
A4A8R12
0
757-0401
A4A8R13
0
757-0280
A4A8R14
0
698-3155
A4A8R15
0
698-0082
A4A8R16
0
698-3429
A4A8Rl7
0
757-0443
A4A8R18
0
757-0438
A4A8R19*
Of
698-3260
A4A8R20
01
698-3441
A4A8R21
01
698-3444
A4A8R22
01
598-3442
A4A8R23
0;
757-0279
A4A8R24*
0;
757-0346
A4A8R25
0;
757-0280
A4A8R26*
0;
757-0290
44A8R27
Oj
'57-0290
44A8R28
Oi
'57-0290
14A8R29*
Oi
'57-0278
\4A8R30*
07
'57-0200
\4A8R31
OE
i98-3156
A4A8R32
A4A8R33
A4A8R34*
A4A8R35
A4A8R36*
S98-3156
757-0280
LOO-3163
A4A8R38
r\4A8R39
44A8R40
01
0;
2:
0;
0;
21
757-1094
'57-0442
LOO-3052
85662-60131
Parts List
Page 4 of 5
Ql
1
1
1
1
1
1
1
1
1
1
1
1
1
1
1
1
1
1
1
1
1
1
1
1
1
1
1
1
1
1
1
1
1
1
1
1
1
1
1
1
1
1
1
1
1
1
RESISTOR-TRMR 50 10% TKF SIDE-ADJ
17-TRI
RESISTOR 511 +-1%
.125W
TF TC=O+-100
RESISTOR
4641:
1%
.125W
TF TC=O+-100
7ESISTOR
4641:
1%
.125W
TF TC=O+-100
1ESISTOR
1K
+-1%
.125W
TF TC=O+-100
7ESISTOR
100 +-1%
.125W
TF TC=O+-100
?ESISTOR
IK
+-1%
.125W
TF TC=O+-100
ZESISTOR 4.64K 1%
.125W
TF TC=O+-100
{ESISTOR
464 1%
.125W
TF TC=O+-100
lESISTOR
19.6 1%
.125W
TF TC=O+-100
I
f
F
F
I:
F
I
I
I
I
I
F
F
F
F
F
6
fi
6
6
Ii
R
R
R
R
R
R
R
R
R
R
fi
R
S
R
S
R
R
R
-
lESISTOR
11K
+-1X
.125W
TF TC=O+-100
!ESISTOR
5.11K
+-1%
.125W
TF TC=O+-100
!ESISTOR
4641:
1%
.125W
TF TC=O+-100
!ESISTOR
215 1%
.125W
TF TC=O+-100
!ESISTOR
316 1%
.125W
TF TC=O+-100
:ESISTOR
237 1%
.125W
TF TC=O+-100
.ESISTOR
3.16K
+-1%
.125W
TF TC=O+-100
ESISTOR 10 +-1%
.125W
TF TC=O+-100
ESISTOR
1K
+-1%
.125W
TF TC=O+-100
ESISTOR
6.19K
+-I%
.125W
TF TC=O+-100
ESISTOR
6.19K
+-1%
.125W
TF TC=O+-100
ESISTOR
6.19K
+-1%
.125W
TF TC=O+-100
ESISTOR
1.78K
+-I%
.125W
TF TC=O+-100
ESISTOR 5.621: +-1%
.125W
TF TC=O+-100
ESISTOR
14.7K
1%
.125W
TF TC=O+-100
!ESISTOR
14.7K
1%
.125W
TF TC=O+-100
!ESISTOR
1K
+-1%
.125W
TF TC=O+-100
#EE
SCHEMATIC FUNCTION BLOCK J
:ESISTOR-TRMR
IM
20% TKF SIDE-ADJ 17-TRN
‘EE
SCHEMATIC FUNCTION BLOCK J
ESISTOR
1.47K
+-1%
.125W
TF TC=O+-100
ESISTOR
IOK
+-1%
.125W
TF TC=O+-100
ESISTOR-TRMR 50 10% TKF SIDE-ADJ
17-TRN
HP Part Number 85662-60131
A4A8 Attenuator-Bandwidth Filter
Description Mfr
CodE
TRANSISTOR PNP
2N3251
SI TO-18 PD=360MW
0471
TRANSISTOR J-FET N-CHAN D-MODE TO-92
SI
3467
TRANSISTOR NPN SI TO-18 PD=360MW
0471.
TRANSISTOR PNP
2N3251
SI TO-18
PD=360MW
0471;
TRANSISTOR PNP
2N3251
SI TO-18
PD=360MW
0471:
Mfr Part
Number
2N3251
2N3251
2N3251
TRANSISTOR J-FET N-CHAN D-MODE TO-92 SI
3467;
TRANSISTOR PNP
2N3251
SI TO-18
PD=360MW
0471:
TRANSISTOR J-FET N-CHAN D-MODE TO-92 SI
3467;
TRANSISTOR NPN SI TO-18 PD=360MW
0471:
?ESISTOR
56.2 +-1%
.125W
TF TC=O+-100
19701
2N3251
SFR25H
1ESISTOR
1.96K
1%
.125W
TF TC=O+-100
19701
SFR25H
CESISTOR
100 +-1%
.125W
TF TC=O+-100
19701
SFR25H
ZESISTOR 17.8 +-1%
.125W
TF TC=O+-100
19701
SFR25H
ZESISTOR
100
+-1X
.125W
TF TC=O+-100
19701
SFR25H
tESISTOR-TRMR
20 20% TKF SIDE-AOJ 17-TRN
73136
89PR20
73131
89PR50
1970:
SFR25H
19701
SFR25H
19701
SFR25H
19701
SFR25H
19701
SFR25H
19701
SFR25H
19701
SFR25H
19701
SFR25H
19701
SFR25H
19701
SFR25H
19701
SFR25H
19701
SFR25H
19701
SFR25H
19701
SFR25H
19701
SFR25H
19701
SFR25H
91637 CMF-55-l. T-l
19701
SFR25H
19701
SFR25H
19701
SFR25H
19701
SFR25H
19701
SFR25H
19701
SFR25H
19701
SFR25H
19701
SFR25H
19701
SFR25H
73138 89PRlM
19701
SFR25H
19701
SFR25H
73138 89PR50
*Indicates factory-selected value

HP Part Number 85662-60131
A4A8 Attenuator-Bandwidth Filter
A4A8R48 0698-3444
A4A8R49 0698-3442
A4A8R50 0757-0280
A4A8R51 0757-0279
A4A8R52* 0757-0290
A4A8R53 0757-0290
5 1
RESISTOR
6.19K
+-1%
.125W
TF TC=O+-100
19701 SFR25H
A4A8R54 0757-0290
5 1
RESISTOR
6.19K
+-1%
.125W
TF TC=O+-100
19701 SFR25H
A4A8R55* 0757-0200
7 1
RESISTOR 5.621: +-1% .125W TF TC=O+-100 19701 SFR25H
A4A8R56 0698-3156
2 1
RESISTOR
14.7K
1%
.125W
TF TC=O+-100
19701 SFR25H
A4A8R57 0698-3156
2
1
RESISTOR
14.7K
1%
.125W
TF TC=O+-100
19701 SFR25H
A4A8R58 0698-3440
7
A4A8R59 0698-0082
7
A4A8R60
0698-3154
0
A4A8R61 0698-3154
0
A4A8R62 0757-0280
3
A4A8R63 0698-3443
0
1
RESISTOR 287 1%
.125W
TF TC=O+-100
19701 SFR25H
A4A8R64 0757-0401
0
1
RESISTOR 100 +-1%
.125W
TF TC=O+-100
19701 SFR25H
A4A8R66 0757-0438
3
1
RESISTOR
5.11K
+-1%
.125W
TF TC=O+-100
19701 SFR25H
A4A8R67 0757-0438
3
1
RESISTOR
5.11K
+-I%
.125W
TF TC=O+-100
19701 SFR25H
A4A8R68 0757-0280
3
1
RESISTOR
1K
+-1%
.125W
TF TC=O+-100
19701 SFR25H
A4A8R69 0757-0442
9
A4A8R70 0757-0442
9
A4A8R71 0757-0465
6
A4A8R72 0757-0180
2
A4A8R73 0757-0180
2
A4A8TPl 0360-1788
A4A8TP2 0360-1788
A4A8TP3 1251-0600
A4A8TP4 0360-1788
A4A8TP5 0360-1788
A4ASTP6 1251-0600
A4A8TP7 1251-0600
A4A8TP8 1251-0600
A4A8TP9 1251-0600
A4A8VRl 1902-3139
A4A8Y
1
A4A8Y2
I
HP Part
Number
0757-0401
0 1
I I
RESISTOR 100 +-1%
.125W
TF TC=O+-100
19701 SFR25H
0757-0280
3 1
RESISTOR
IK
+-1%
.125W
TF TC=O+-100
19701 SFR25H
0698-3155
0698-0082
0757-0443
0757-0438
0698-3441
1 1
7 1
0 1
3 1
8 1
I
RESISTOR 4.641: 1% .125W TF TC=O+-100 19701 SFR25H
RESISTOR 464 1%
.125W
TF TC=O+-100
19701 SFR25H
RESISTOR
11K
+-I%
.125W
TF TC=O+-100
19701 SFR25H
RESISTOR
5.11K
+-1%
.125W
TF TC=O+-100
19701 SFR25H
RESISTOR 215 1%
.125W
TF TC=O+-100
19701 SFR25H
1 1
9 1
3 1
0 1
5 1
I
RESISTOR 316 1%
.125W
TF TC=O+-100
19701 SFR25H
RESISTOR 237 1%
.125W
TF TC=O+-100
19701 SFR25H
RESISTOR
IK
+-1%
.125W
TF TC=O+-100
19701 SFR25H
RESISTOR 3.16K
+-I%
.125W
TF TC=O+-100
19701 SFR25H
RESISTOR
6.19K
+-1%
.125W
TF TC=O+-100
19701 SFR25H
C
D
Qty
I
I
Description
7
7
0
7
7
0
0
0
0
7
RESISTOR 196 1%
.125W
TF TC=O+-100
19701 SFR25H
RESISTOR 464 1%
.125W
TF TC=O+-100
19701 SFR25H
RESISTOR 4.22K 1%
.125W
TF TC=O+-100
19701 SFR25H
RESISTOR
4.22K
1%
.125W
TF TC=O+-100
19701 SFR25H
RESISTOR
1K
+-I%
.125W
TF TC=O+-100
19701 SFR25H
RESISTOR
IOK
+-1%
.125W
TF TC=O+-100
19701 SFR25H
RESISTOR
10K
+-1%
.125W
TF TC=O+-100
19701 SFR25H
RESISTOR
1OOK
+-1%
.125W
TF TC=O+-100
19701 SFR25H
RESISTOR 31.6 +-I%
.125W
TF TC=O+-100
19701 SFR25H
RESISTOR 31.6 +-1%
.125W
TF TC=O+-100
19701 SFR25H
CONNECTOR-SGL CONT PIN
.045-IN-BSC-SZ
SQ
04574
CONNECTOR-SGL CONT PIN
.045-IN-BSC-SZ
SQ
04574
CONNECTOR-SGL CONT PIN
1.14-MM-BSC-SZ
SQ
27264
CONNECTOR-SGL CONT PIN
.045-IN-BSC-SZ
SQ
04574
CONNECTOR-SGL CONT PIN
.045-IN-BSC-SZ
SQ
04574
CONNECTOR-SGL CONT PIN
1.14-MM-BSC-SZ
SQ
27264
CONNECTOR-SGL CONT PIN
1.14-MM-BSC-SZ
SQ
27264
CONNECTOR-SGL CONT PIN 1.14-MM-BSC-SZ SQ
27264
CONNECTOR-SGL CONT PIN
1.14-MM-BSC-SZ
SQ
27264
DIODE-ZNR 8.25V 5% DO-35 PD=.4W
04713
CRYSTAL, QUARTZ, PART OF A MATCHED SET OF
SIX, INCLUDES
A4A4Yl-3,
A4A6AlY1,
AND
~4~8~1-2
(REFER TO
~4~4~1)
CRYSTAL, QUARTZ, PART OF A MATCHED SET OF
SIX, INCLUDES
A4A4Yl-3.
A4A6AlYl.
AND
~4~8~1-2
(REFER TO
~4~4~1)
Mfr
Mfr Part
Code
Number
16-06-0034
16-06-0034
16-06-0034
16-06-0034
16-06-0034
*Indicates
factoq-selected
vahe
85662-60131 Parts List
Page 5 of 5

HP Part Number 85662-60190
A4A8 Attenuator-Bandwidth Filter
Reference
HP Part C
Designation
Number D
w
Description
Mfr
Code
A4A8
85662-60190
9
1
BOARD ASSEMBLY, ATTENUATOR-BANDWIDTH
28480
FILTER (SERIAL PREFIX: 2810A)
A4A8Cl 0140-0200
0
1
CAPACITOR-FXO 390PF +-5%
JOOVDC
MICA
0+7 09023
A4A8C2 0160-4832
4
1
CAPACITOR-FXD
.OlUF
+-lo%
1OOVDC
CER
04222
A4A8C3 0160-4832
4
1
CAPACITOR-FXD
.OlUF
+-lo%
1OOVDC
CER
04222
A4A8C4 0160-4832
4
1
CAPACITOR-FXD
.OlUF
+-lo%
1OOVDC
CER
04222
A4ABC5
0160-4832
4
1
CAPACITOR-FXD
.OlUF
+-lo%
1OOVDC
CER
04222
A4A8C6
0160-4832 4
1
CAPACITOR-FXD
.OlUF
+-lo%
1OOVDC
CER
04222
A4A8C7 0160-4832
4
1
CAPACITOR-FXD
.OlUF
+-IO%
1OOVDC
CER
04222
A4A8C8
0160-4832
4
1
CAPACITOR-FXD
.OlUF
+-lo%
1OOVDC
CER
04222
A4A8C9 0160-4832 4
1
CAPACITOR-FXD
.OlUF
+-lo%
1OOVDC
CER
04222
A4A8Cll 0160-4832
4
1
CAPACITOR-FXO
.OlUF
+-IO%
1OOVDC
CER
04222
A4A8C12 0160-4792
5
1
CAPACITOR-FXD
8.2PF
+-.5PF
1OOVDC
CER
04222
A4A8C13 0121-0059
7
1
CAPACITOR-V TRMR-CER 2-8PF 350V PC-MTG
52763
A4A8C14*
0160-4795 8
1
CAPACITOR-FXD
4.7PF
+-.5PF
IOOVDC CER
04222
A4A8C15
0160-4832 4
1
CAPACITOR-FXD
.OlUF
+-lo% IOOVDC CER
04222
A4A8C16
0160-4832
4
1
CAPACITOR-FXD
.OlUF
+-lo%
1OOVDC
CER
04222
A4A8C17 0160-2207
3
1
CAP-FXD
3OOpF
300 V MICA
09023
A4A8C18
0160-4832
4
1
CAPACITOR-FXD
.OlUF
+-lo%
1OOVDC
CER
04222
A4A8C19 0160-4833
5
1
CAPACITOR-FXD
.022UF
+-lo%
1OOVDC
CER
04222
A4A8C20
0160-4832
4
1
CAPACITOR-FXD
.OlUF
+-lo%
1OOVDC
CER
04222
A4A8C21 0160-4574
1
1
CAPACITOR-FXD
1OOOPF
+-lo% IOOVDC CER
04222
A4A8C22
0160-4832 4
1
CAPACITOR-FXD
.OlUF
+-lo%
1OOVDC
CER
04222
A4A8C23
0160-4832 4
1
CAPACITOR-FXD
.OlUF
+-IO%
1OOVDC
CER
04222
A4A8C24
0160-4832
4
1
CAPACITOR-FXD
.OlUF
+-lo%
1OOVDC
CER
04222
A4A8C25
0160-4832
4
1
CAPACITOR-FXD
.OlUF
+-IO%
1OOVDC
CER
04222
A4A8C26
0160-4833
5
1
CAPACITOR-FXD
.022UF
+-lo%
1OOVDC
CER
04222
A4A8C27 0160-4832
4
1
CAPACITOR-FXD
.OlUF
+-IO%
1OOVDC
CER
04222
A4A8C28
0160-4832
4
1
CAPACITOR-FXD
.OlUF
+-IO%
1OOVDC
CER
04222
A4A8C29 0121-0444
4
1
CAP-VAR
9pF
3pF
160 V
52763
A4A8C30
0160-4832
4
1
CAPACITOR-FXD
.OlUF
+-lo%
1OOVDC
CER
04222
A4A8C31 0160-4832
4
1
CAPACITOR-FXD
.OlUF
+-10X
1OOVDC
CER
04222
A4A8C32
0121-0036
0
1
CAPACITOR-V TRMR-CER
5.5-18PF
350V PC-MT
52763
A4A8C33 0160-4832
4
1
CAPACITOR-FXD
.OlUF
+-IO%
1OOVDC
CER
04222
A4A8C34
0160-0437
7
1
CAP-FXD 12pF 500 V
A4A8C35*
0160-0134
11
CAPACITOR-FXD 220PF +-5% 300VDC MICA
0+7 09023
A4A8C36
0160-4832
4
1
CAPACITOR-FXD
.OlUF
+-IO%
1OOVDC
CER
04222
A4A8C38
0160-4832
4
1
CAPACITOR-FXD
.OlUF
+-lo%
1OOVDC
CER
04222
A4A8C39 0160-4833
5
1
CAPACITOR-FXD
.022UF
+-lo% IOOVDC CER
04222
A4A8C40
0160-4832
4
1
CAPACITOR-FXD
.OlUF
+-lo%
1OOVDC
CER
04222
A4A8C41 0160-5899
5
1
CAPACITOR-FXD
7.5PF
+-.5PF
EOOVDC
CER 0+
A4A8C42
0121-0059
7
1
CAPACITOR-V TRMR-CER 2-8PF 350V PC-MTG
52763
A4A8C43"
0160-4795
8
1
CAPACITOR-FXD
4.7PF
+-.5PF
1OOVDC
CER
04222
A4A8C44
0121-0444
4
1
CAP-VAR
9pF
3pF
160 V
52763
A4A8C45
0160-4832
4
1
CAPACITOR-FXD
.OlUF
+-lo%
1OOVDC
CER
04222
A4A8C46
0121-0036
0
1
CAPACITOR-V TRMR-CER
5.5-18PF
350V PC-MT
52763
A4A8C47 0160-4832
4
1
CAPACITOR-FXD
.OlUF
+-IO%
1OOVDC
CER
04222
Mfr Part
Number
85662-60190
CD15FD391J03
SAlOlC103KAAH
SA101C103KAAH
SAlOlC103KAAH
SAlOlC103KAAH
SAlOlC103KAAH
SAlOlC103KAAH
SAlOlC103KAAH
SAlOlC103KAAH
SAlOlC103KAAH
SA102A8R2DAAH
304-324-139
SA102A4R7DAAH
SAlOlC103KAAH
SAlOlC103KAAH
CD15FD301J03
SAlOlC103KAAH
SA201C223KAAH
SAlOlC103KAAH
SAlOlC102KAAH
SAlOlC103KAAH
SAlOlC103KAAH
SAlOlC103KAAH
SAlOlC103KAAH
SA201C223KAAH
SAlOlC103KAAH
SAlOfC103KAAH
302-450-204
SAlOlC103KAAH
SAlOlC103KAAH
304-324-237
SAlOlC103KAAH
301-OOO-P3KD-120J
CDl5FD221J03
SAlOlC103KAAH
SAlOlC103KAAH
SA201C223KAAH
SAlOlC103KAAH
MA12COG2D7R50
304-324-139
SA102A4R7DAAH
302-450-204
SAlOlC103KAAH
304-324-237
SAlOlC103KAAH
*Indicates factory-selected value
85662~60190
Parts List
Page 1 of 6

HP Part Number 85662-60190
A4A8 Attenuator-Bandwidth Filter
Description
CAP-FXD
12pF
500 V
Mfr
Mfr Part
Code
Number
CAPACITOR-FXD
22OPF
+-5% 300VDC MICA
O+;
0902:
CAPACITOR-FXO
1OOOPF
+-10X
1OOVDC
CER
0422;
CAPACITOR-FXD
.OlUF
+-lo%
1OOVDC
CER
04222
CAPACITOR-FXD
.OlUF
+-lo%
1OOVOC
CER
04222
301-OOO-P3KO-120J
CDlSF0221J03
SAlOlC102KAAH
SAlOlC103KAAH
SAlOlC103KAAH
CAPACITOR-FXD
.OlUF
+-lo%
1OOVDC
CER
04222
SAlOlC103KAAH
CAPACITOR-FXD
.OlUF
+-lo%
1OOVDC
CER
04222
SAlOlC103KAAH
CAPACITOR-FXD
.OlUF
+-lo%
IOOVDC
CER
04222
SAlOlC103KAAH
CAPACITOR-FXD
.OlUF
+-lo%
1OOVDC
CER
04222
SAlOlC103KAAH
CAPACITOR-FXO
.OlUF
+-lo%
1OOVDC
CER
04222
SAlOlC103KAAH
CAPACITOR-FXD
.OlUF
+-lo%
1OOVDC
CER
04222
SAlOlC103KAAH
CAPACITOR-FXD
.OlUF
+-lo%
1OOVDC
CER
04222
SAlOlC103KAAH
CAPACITOR-FXD
.022UF
+-lo%
1OOVDC
CER
04222
SA201C223KAAH
CAPACITOR-FXD
.OlUF
+-lo%
1OOVDC
CER
04222
SAlOlC103KAAH
CAPACITOR-FXD
.OlUF
+-10X
1OOVDC
CER
04222
SAlOlC103KAAH
CAPACITOR-FXD
1lOPF
+-5% 300VDC MICA
09023
CD15FDlllJ03
CAPACITOR-FXO
.OlUF
+-lo%
1OOVDC
CER
04222
SAlOlC103KAAH
CAPACITOR-FXD
.OlUF
+-lo%
1OOVDC
CER
04222
SAlOlC103KAAH
CAPACITOR-V TRMR-AIR
1.3-5.4PF
175V
PC-P
74970 187-0103-028
CAPACITOR-V TRHR-AIR
1.3-5.4PF
175V PC-t'
74970 187-0103-028
CAPACITOR-FXD
.OlUF
+-10%
1OOVDC
CER
04222
SAlOlC103KAAH
CAPACITOR-FXO
.OlUF
+-lo%
1OOVDC
CER
04222
SAlOlC103KAAH
CAP-FXD 3OOpF 300 V MICA
09023
CD15FD301J03
CAPACITOR-FXD
.OlUF
+-lo%
1OOVDC
CER
04222
SAlOlC103KAAH
CAPACITOR-FXD
.lUF
+-lo% 50VDC CER
04222
SAllSC104KAAH
CAPACITOR-FXO
.lUF
+-lo%
SOVDC
CER
CAPACITOR-FXD
.OlUF
+-lo%
1OOVDC
CER
CAPACITOR-FXD
.OlUF
+-lo%
1OOVDC
CER
CAPACITOR-FXD
.OlUF
+-lo%
1OOVDC
CER
CAPACITOR-FXD
1lPF
+-5%
LOOVDC
CER 0+-30
04222
04222
04222
04222
SA115C104KAAH
SAlOlC103KAAH
SAlOlC103KAAH
SAlOlClD3KAAH
MAlZCOGZDllOJ
CAPACITOR-FXD 200PF +-5% JOOVDC MICA
CAPACITOR-FXD
.OlUF
+-lo%
1OOVDC
CER
CAPACITOR-FXD
1lPF
+-5%
EOOVDC
CER 0+-30
CAPACITOR-FXD 200PF +-5% 300VDC MICA
CAP-FXD
9pF
50 V
09023
04222
09023
CD15FD201JD3
SAlOlC103KAAH
MA12COG20110J
CD15FO201J03
CC45UJlH09DDYP
CAP-FXD
9pF
50 V
DIODE-PIN
1lOV
DIODE-PIN
1lOV
CC45UJlH090DYP
DIODE-SWITCHING 20V 75MA
1ONS
DO-35
DIODE-SWITCHING 20V 75MA
1ONS
DO-35
28480
28480
71468
71468
DIODE-PIN
1lOV 28480
DIODE-PIN
1lOV 28480
DIODE-SCHOTTKY
SM
SIG
DIODE-SWITCHING 20V 75MA
1ONS
DO-35
9IODE-SCHOTTKY
SM
SIG
3IODE-SWITCHING
20V 75MA
1ONS
DO-35
IIOOE-SWITCHING
20V 75MA IONS DO-35
IIODE-PIN
1lOV
71468
71468
71468
28480
*I.dicates
factory-selected value
Reference
Designatior
A4A8C48
A4A8C49*
A4A8C50
A4A8C51
A4A8C52
HP Part
Number
0160-0437
0160-0134
0160-4574
0160-4832
0160-4832
A4A8C53
0160-4832
A4A8C54
0160-4832
A4A8C55
0160-4832
A4A8C56
D160-4832
A4A8C57
D160-4832
A4A8C58
3160-4832
A4A8C59
3160-4832
A4A8C60
3160-4833
A4A8C61 3160-4832
A4A8C62
3160-4832
A4A8C63*
1140-0194
A4A8C64
X60-4832
A4A8C65
1160-4832
A4A8C66
1121-0452
A4A8C67
1121-0452
A4A8C68
1160-4832
A4A8C69
1160-4832
A4A8C70
1160-2207
A4A8C71
1160-4832
A4A8C72
1160-4835
A4A8C73
1160-4835
A4A8C74
)160-4832
A4A8C75
1160-4832
A4A8C76
1160-4832
A4A8C77
)160-5902
A4A8C78*
1140-0198
A4A8C79
1160-4832
A4A8C80
1160-5902
A4A8C81*
1140-0198
A4A8C82
1160-6634
A4A8C83
1160-6634
A4A8CR2
901-1070
A4A8CR3 901-1070
A4A8CR4
901-0047
A4A8CR5
901-0047
A4A8CR6
A4A8CR7
A4A8CR8
A4A8CR9
A4A8CRlO
901-1070
901-1070
901-0535
901-0047
901-0535
A4A8CRll 901-0047
A4A8CR12 901-0047
A4A8CR13
901-1070
8566240190 Parts List
Page2of6
C
c
;
1
1
1
1
4
4
4
4
4
4
4
E
I;
4
1
4
4
4
4
4
4
3
4
7
7
4
4
4
1
5
4
1
5
3
3
3
3
3
3
3
3
3
3
3
3
3
3
at
1
1
1
1
1
1
1
1
1
1
1
1
1
1
1
1
1
1
1
1
1
1
1
1
1
1
1
1
1
1
1
1
1
1
1
1
1
1
1
1
1
1
1
1
1
1
1
1

HP Part Number 85662-60190
A4A8 Attenuator-Bandwidth Filter
Reference
HP Part C
Number D
w
Description
Mfr Mfr Part
Designation Code Number
A4A8CR14 1901-0535
9
1
DIODE-SCHOTTKY
SM
SIG
A4A8CR15
1901-0047
8
1
DIODE-SWITCHING 20V 75MA
1ONS
DO-35
71468
A4A8CR16
1901-0535
9
1
DIODE-SCHOTTKY
SM
SIG
A4A8CR17 1901-1070
9
1
DIODE-PIN
1lOV 28480
A4A8CR18 1901-1070
9
1
DIODE-PIN
1lOV 28480
A4A8CR19 1901-0535
9
1
DIODE-SCHOTTKY
SM
SIG
A4ASEl 9170-0029
3
1
CORE-SHIELDING BEAD
02114
56-590-65A2/4A
A4A8E3 9170-0029
3
1
CORE-SHIELDING BEAD
02114
56-590-65A2/4A
A4A8E4
9170-0029
3
1
CORE-SHIELDING BEAD
02114
56-590-65A2/4A
A4A8E5
9170-0029
3
1
CORE-SHIELDING
BEAD 02114
56-590-65A2/4A
A4A8E6
9170-0029
3
1
CORE-SHIELDING BEAD
02114
56-590-65A2/4A
A4A8E8
9170-0029
3
1
CORE-SHIELDING BEAD
02114
56-590-65A2/4A
A4A8E9 9170-0029
3
1
CORE-SHIELDING BEAD
02114
56-590-65A2/4A
A4A8ElO 9170-0029
3
1
CORE-SHIELDING BEAD
02114
56-590-65A2/4A
A4A8Ell 9170-0029
3
1
CORE-SHIELDING BEAD
02114
56-590-65A2/4A
A4A8E12 9170-0029
3
1
CORE-SHIELDING BEAD
02114
56-590-65A2/4A
A4A8E13 9170-0029
3
1
CORE-SHIELDING BEAD
02114
56-590-65A2/4A
A4A8E14 9170-0029
3
1
CORE-SHIELDING BEAD
02114
56-590-65A2/4A
A4A8E15 9170-0029
3
1
CORE-SHIELDING BEAD
02114
56-590-65A2/4A
A4A8Jl 1250-2112
1 1
CONNECTOR-RF SMB
M
SGL-HOLE-FR SO-OHM
98291 051-047-0259-220
A4A8Ll 9100-3314
8
1
INDUCTOR RF-CH-MLD
150NH
+-5%
.166D-INX.
24226 15M150J
A4A8L2 9100-3313
7
1
INOUCTOR RF-CH-MLD 22UH +-5%
.166D-INX.3 24226 15M222J
A4A8L3 9140-0453
4
3
INDUCTOR RF-CH-MLD
6.8UH
+-5X
.166D-INX.
24226 15M-681J
A4A8L4 9100-3560
6
1
INDUCTOR RF-CH-MLD
5.6UH
+-5%
.166D-INX.
24226 15M561J
A4A8L5
9100-0539
3
1
INDUCTOR RF-CH-MLD
1OUH
+-5%
.156D-INX.3 24226 15M102J
A4A8L6
9100-0539
3
1
INDUCTOR RF-CH-MLD
1OUH
+-5%
.156D-INX.3 24226 15M102J
A4A8L7 9100-2813
0
1
INDUCTOR 385NH +-5%
.312D-INXl.O16LG-IN 52763 5087-0273-l
A4A8L8
9140-0399
7
1
INDUCTOR RF-CH-MLD
2.2UH
+-5%
.166D-INX.
24226 15M221J
A4ASL9 9100-3912
2
1
INDUCTOR RF-CH-MLD
15UH
+-5%
.166D-INX.3 24226 15M152J
A4A8LlO
9140-0453
4
1
INDUCTOR RF-CH-MLD
6.8UH
+-5%
.166D-INX.
24226 15M-6BlJ
A4A8Lll 9100-3560
6
1
INDUCTOR RF-CH-MLD
5.6UH
+-5%
.166D-INX.
24226 15M561J
A4A8L12 9100-3560
6
1
INDUCTOR RF-CH-MLD
5.6UH
+-5%
.166D-INX.
24226 15M561J
A4A8L13 9100-0539
3
1
INDUCTOR RF-CH-MLD
1OUH
+-5X
.156D-INX.3 24226 15M102J
A4A8L14 9100-2813
0
1
INDUCTOR 385NH +-5%
.312D-INXl.O16LG-IN 52763 5087-0273-l
A4A8L15 9140-0398
6
1
INDUCTOR RF-CH-MLD
12UH
+-5X
.166D-INX.3 24226 15Ml22J
A4A8L16 9100-3912
2
1
INDUCTOR RF-CH-MLD
15UH
+-5%
.166D-INX.3 24226 15M152J
A4A8L17 9140-0399
7
1
INDUCTOR RF-CH-MLD
2.2UH
+-5%
.166D-INX.
24226 15M221J
A4A8L19 9100-3560
6
1
INDUCTOR RF-CH-MLD
5.6UH
+-5%
.166D-INX.
24226 15M561J
A4A8L20 9100-3313
7
1
INDUCTOR RF-CH-MLD 22UH +-5%
.166D-INX.3 24226 15M222J
R4A8L33 9100-3551
5
1
INDUCTOR RF-CH-MLD
IUH
+-5%
.1660-INX.38 24226 15MlOlJ
44A8L34 9100-3562
8
1
INDUCTOR RF-CH-MLD
4.7UH
+-5%
.166D-INX.
24226 15M471J
44A8L35 9100-3562
8
1
INDUCTOR RF-CH-MLD
4.7UH
+-5%
.166D-INX.
24226 15M471J
94ABMPl
NOT ASSIGNED
44A8MP2 86701-40001
9
1
EXTRACTOR PC 28480 86701-40001
44A8MP5 2190-0557
7
1
WASHER-LK INTL T NO. 10
.195-IN-IO 78189 1210-06-00-0551
94A8MP6 2950-0078
9
1
NUT-HEX-OBL-CHAM
lo-32-THO
.067-IN-THK 74163 500220
14A8MP7
22OD-0101
0
4
SCREW-MACH 4-40
.188-IN-LG
PAN-HD-POZI
77250
*Indicates factory-selected value
8566240190 Parts List
Page 3 of 6

HP Part Number 85662-60190
A4A8 Attenuator-Bandwidth Filter
Reference
HP Part C
Mfr
Mfr Part
Designation
Number D
W
Description
Code Number
A4A8MP8
6960-0069 3 1
PLUG-HOLE CNCL-HD FOR
.125-D-HOLE
NYL
02768
207-080501-00-0101
A4ABMP9
85662-20038 0 1
COVER, ATTENUATOR-BANDWIDTH FILTER
28480
85662-20038
A4A8MPll
1200-0081 4 1
INSULATOR-FLG-BSHG NYLON 26365 974 307
A4A8MP12
1200-0081 4 1
INSULATOR-FLG-BSHG NYLON 26365 974 307
A4A8MP13
1200-0081 4 1
INSULATOR-FLG-8SHG NYLON 26365 974 307
A4A8MP14
1200-0081 4 1
INSULATOR-FLG-BSHG NYLON 26365 974 307
A4A8Ql
1854-0345 8 1
TRANSISTOR NPN
2N5179
SI TO-72 PD=ZOOMW
04713 215179
A4A8Q2
1853-0007 7
1
TRANSISTOR PNP
2N3251
SI
TO-18
PD=360MW
04713 213251
A4A8Q3
1853-0007 7 1
TRANSISTOR PNP
2N3251
SI TO-18 PD=360MW
04713 2N3251
A4A8Q4
1855-0267 5 1
TRANSISTOR J-FET N-CHAN D-MODE TO-92 SI
34677
A4A8Q5
1854-0404 0 1
TRANSISTOR NPN SI TO-18 PD=360NW
04713
A4A8Q6
1853-0007 7
1
TRANSISTOR PNP
2N3251
SI
TO-18
PD=360MW
04713 2N3251
A4A8Q7
1853-0007 7 1
TRANSISTOR PNP 213251
SI
TO-18 PO=36OMW
04713 2N3251
A4A8Q8
1855-0267 5 1
TRANSISTOR J-FET N-CHAN D-MODE TO-92 SI
34677
A4A8Q9
1853-0007 7 1
TRANSISTOR PNP
2N3251
SI TO-18 PD=360MW
04713 2N3251
A4A8QlO
1855-0267 5
1
TRANSISTOR J-FET N-CHAN D-MODE TO-92 SI
34677
A4A8Qll
1854-0404 0 1
TRANSISTOR NPN SI TO-18 PD=360MW
04713
A4A8Rl
0757-039s 1 1
RESISTOR 56.2 +-1%
.125W
TF TC=O+-100
19701
SFR25H
A4A8R2
0698-0083 8 1
RESISTOR
1.96K
1%
.125W
TF TC=O+-100
19701
SFR25H
A4A8R3
0757-0401 0 1
RESISTOR 100 +-1X
.125W
TF TC=O+-100
19701
SFR25H
A4A8R4
0757-0294 9 1
RESISTOR 17.8 +-1X
.125W
TF TC=O+-100
19701
SFR25H
A4A8RS
0757-0401 0 1
RESISTOR 100 +-1%
.125W
TF TC=O+-100
19701
SFR25H
A4A8R6
2100-3053 5 1
RESISTOR-TRMR 20 20% TKF SIDE-ADJ
17-TRN 73138 89PR20
A4ABR7
2100-3052 4
1
RESISTOR-TRMR 50 10% TKF SIDE-ADJ 17-TRN
73138
89PR50
A4A8R8
0757-0416 7 1
RESISTOR 511 +-1%
.125W
TF TC=O+-100
19701
SFR25H
A4A8R9 0698-3260
9 1 RESISTOR
4641:
1%
.125W
TF TC=D+-100
19701
SFR25H
A4A8RlO
0698-3260 9 1
RESISTOR
4641:
1%
.125W
TF TC=O+-100
19701
SFR25H
A4ABRll
0757-0280 3 1
RESISTOR
1K
+-1X
.125W
TF TC=O+-100
19701
SFR25H
A4A8R12
0757-0401 0 1
RESISTOR 100 +-1%
.125W
TF TC=O+-100
19701
SFR25H
A4A8R13
0757-0280 3
1
RESISTOR
IK
+-I%
.125W
TF TC=O+-100
19701
SFR25H
A4A8R14 0698-3155
1
1
RESISTOR 4.64K 1%
.125W
TF TC=O+-100
19701 SFR25H
A4A8R15
0698-0082 7 1
RESISTOR 464 1%
.125W
TF TC=O+-100
19701
SFR25H
A4A8R16
0698-3429 2 1
RESISTOR 19.6 1%
.125W
TF TC=O+-100
19701
SFR25H
A4A8R17
0757-0443 0
1
RESISTOR
11K
+-1%
.125W
TF TC=O+-100
19701
SFR25H
A4A8R18
0757-0438 3 1
RESISTOR
5.11K
+-1%
.125W
TF TC=O+-100
19701
SFR25H
A4A8R19*
0698-3458 7
1
RESISTOR 348K 1%
.125W
TF TC=O+-100
19701 SFR25H
A4A8R20
0698-3441 B 1
RESISTOR 215 1%
.125W
TF TC=O+-100
19701
SFR25H
A4ABR21
0698-3444 1 1
RESISTOR 316 1%
.125W
TF TC=O+-100
19701
SFR25H
A4A8R22
0698-3442 9 1
RESISTOR 237 1%
.125W
TF TC=O+-100
19701
SFR25H
44A8R23
0757-0279 0 1
RESISTOR
3.16K
+-1%
.125W
TF TC=O+-100
19701
SFR25H
44A8R24*
0757-0346 2 1
RESISTOR 10 +-I%
.125W
TF TC=O+-100
91637
CMF-55-1, T-l
44A8R25
0757-0280 3 1
RESISTOR
1K
+-1%
.125W
TF TC=O+-100
19701
SFR25H
44A8R26*
0757-0290 5 1
RESISTOR
6.19K
+-1%
.125W
TF TC=O+-100
19701
SFR25H
44A8R27
0757-0290 5 1
RESISTOR
6.19K
+-1X
.125W
TF TC=O+-100
19701
SFR25H
44A8R28
0757-0290 5
1
RESISTOR
6.19K
+-1%
.125W
TF TC=O+-100
19701
SFR25H
44A8R29*
0757-0278 9 1
RESISTOR
1.78K
+-I%
.125W
TF TC=O+-100
19701 SFR25H
\4A8R30*
0757-0200 7 1
RESISTOR
5.62K
+-1%
.125W
TF TC=O+-100
19701
SFR25H
\4A8R3 1
0698-3156 2 1
RESISTOR
14.7K
1%
.125W
TF
TC=O+-100
19701
SFR25H
85662-60190 Parts Liit
*Indicates factory-selected value
Page 4 of 6

HP Part Number 85662160190
A4A8 Attenuator-Bandwidth Fitter
Reference HP Part
Designation Number
A4A8R32 0698-3156
A4A8R33 0757-0280
A4A8R34*
0698-3451
A4A8R35
2100-3163
A4A8R36*
0757-0464
A4A8R38
0757-1094
A4A8R39 0757-0442
2
1
RESISTOR
14.7K
1%
.125W
TF TC=O+-100
19701 SFR25H
3
1
RESISTOR
1K
+-1%
.125W
TF TC=O+-100
19701 SFR25H
0
’
1
RESISTOR 133K 1%
.125W
TF TC=O+-100
19701 SFR25H
8
1
RESISTOR-TRMR
1M
20% TKF SIDE-ADJ 17-TRN
73138
89PRlM
'5
1
RESISTOR 90.9K +-1%
.125W
TF TC=O+-100
19701 SFR25H
9
1
RESISTOR
1.47K
+-1%
.125W
TF TC=O+-100
19701 SFR25H
9
1
RESISTOR
10K
+-1%
.125W
TF TC=O+-100
19701 SFR25H
A4A8R40
2100-3052
4
A4A8R41 0757-0401
0
A4A8R42 0757-0280
3
A4A8R43 0698-3155
1
A4ABR44 0698-0082
7
A4A8R45
0757-0443
0
A4A8R46
0757-0438
3
A4A8R47 0698-3441
8
A4A8R48
0698-3444
1
A4A8R49 0698-3442
9
A4A8R50
0757-0280
A4A8R51 0757-0279
A4A8R52*
0757-0290
A4A8R53 0757-0290
A4A8R54 0757-0290
A4A8R55*
0757-0200
A4A8R56
0698-3156
A4A8R57 0698-3156
A4A8R58
0698-3440
A4A8R59 0698-0082
A4A8R60
0698-3154
A4A8R61 0698-3154
A4A8R62 0757-0280
A4A8R63 0698-3443
A4A8R64
0757-0401
A4A8R66
0757-0438
A4A8R67 0757-0438
A4A8R68
0757-0280
A4A8R69 0757-0442
A4A8R70
0757-0442
A4A8R71 0757-0465
6
A4A8R72 0757-0180
2
A4A8R73 0757-0180
2
A4A8TPl 0360-1788
7
A4A8TP2 0360-1788
7
A4A8TP3 1251-0600
A4A8TP4
0360-1788
A4A8TP5
0360-1788
A4A8TP6
1251-0600
A4A8VRl 1902-3139
Description
Mfr
I
I
Code
Mfr Part
Number
RESISTOR-TRMR 50 10% TKF SIDE-ADJ
17-TRN 73138 89PR50
RESISTOR 100 +-1%
.125W
TF TC=D+-100
19701 SFR25H
RESISTOR
1K
+-I%
.125W
TF TC=O+-100
19701 SFR25H
RESISTOR 4.641: 1%
.125W
TF TC=D+-100
19701
SFR25H
RESISTOR 464 1%
.125W
TF TC=O+-100
19701 SFR25H
RESISTOR
11K
+-1%
.125W
TF TC=O+-100
RESISTOR
5.11K
+-1%
.125W
TF TC=O+-100
RESISTOR 215 1%
.125W
TF TC=O+-100
RESISTOR 316 1%
.125W
TF TC=O+-100
RESISTOR 237 1%
.125W
TF TC=O+-100
19701
19701
19701
19701
19701
SFR25H
SFR25H
SFR25H
SFR25H
SFR25H
RESISTOR
1K
+-1X
.125W
TF TC=O+-100
19701 SFR25H
RESISTOR 3.16K +-1%
.125W
TF TC=O+-100
19701 SFR25H
RESISTOR
6.19K
+-I%
.125W
TF TC=O+-100
19701 SFR25H
RESISTOR
6.19K
+-1%
.125W
TF TC=O+-100
19701 SFR25H
RESISTOR
6.19K
+-1%
.125W
TF TC=O+-100
19701 SFR25H
RESISTOR 5.621: +-I%
.125W
TF TC=O+-100
19701 SFR25H
RESISTOR
14.7K
1%
.125W
TF TC=O+-100
19701 SFR25H
RESISTOR
14.7K
1%
.125W
TF TC=O+-100
19701 SFR25H
RESISTOR 196 1%
.125W
TF TC=O+-100
19701 SFR25H
RESISTOR 464 1%
.125W
TF TC=O+-100
19701
SFR25H
RESISTOR 4.221: 1%
.125W
TF TC=O+-100
19701 SFR25H
RESISTOR 4.221: 1%
.125W
TF TC=O+-100
19701 SFR25H
RESISTOR
1K
+-1%
.125W
TF TC=O+-100
19701
SFR25H
RESISTOR 287 1%
.125W
TF TC=O+-100
19701 SFR25H
RESISTOR 100 +-1%
.125W
TF TC=O+-100
19701 SFR25H
RESISTOR 5.11K +-1%
.125W
TF TC=O+-100
19701 SFR25H
RESISTOR 5.11K +-1%
.125W
TF TC=O+-100
19701
SFR25H
RESISTOR
1K
+-1%
.125W
TF TC=O+-100
19701
SFR25H
RESISTOR
10K
+-1%
.125W
TF TC=O+-100
19701 SFR25H
RESISTOR
10K
+-1%
.125W
TF TC=O+-100
19701 SFR25H
RESISTOR
1OOK
+-1%
.125W
TF TC=O+-100
19701
RESISTOR 31.6 +-1%
.125W
TF TC=O+-100
19701
RESISTOR 31.6 +-1%
.125W
TF TC=O+-100
19701
CONNECTOR-SGL CONT PIN
.045-IN-BSC-SZ
SQ 04574
CONNECTOR-SGL CONT PIN
.045-IN-BSC-SZ
SQ 04574
SFR25H
SFR25H
SFR25H
CONNECTOR-SGL CONT PIN
1.14-MM-BSC-SZ
SQ
27264
CONNECTOR-SGL CONT PIN
.045-IN-BSC-SZ
SQ 04574
CONNECTOR-SGL CONT PIN
.045-IN-BSC-SZ
SQ 04574
CONNECTOR-SGL CONT PIN
1.14-MM-BSC-SZ
SQ 27264
DIODE-ZNR 8.25V 5% DO-35 PO=.4W
04713
16-06-0034
16-06-0034
*Indicates factory-selected value
8566240190 Parts List
Page5of6

Reference
Designation:
A4A8Y
1
A4A8Y2
HP Part
Number
C
c
M
A4A8 Attenuator-Bandwidth Filter
Description
CRYSTAL, QUARTZ, PART OF A MATCHED SET
OF SIX, INCLUDES
A4A4Yl-3,
A4A6AlY1,
ANt
A4A8Yl-2
(REFER TO
A4A4Yl)
CRYSTAL, QUARTZ, PART OF A MATCHED SET
OF SIX, INCLUDES
A4A4Yl-3.
A4A6AlYl.
ANt
A4A8Yl-2
(REFER TO
A4A4Yl)
85662-60190
Parts
Lit
Page6of6
*Indicates factory-selected value
Mfr
Code Mfr Part
Number


8
k---
HOLE
LC
I
/’
/’
/’
//
R7
IO
d8
R6
20
dB
c29
-CTR
c32
-LC CTR
R40
-XTAL
R44
A4A8 Attenuator-Bandwidth Filter Component Locations, 85662-60131

C66
LC
DIP-
C67,
LC DIP
I
[pizq
-1
-1
c25
B
c24
C36
C46
LC CTR
R35
LC
c29
-CTR
C32
.LC
CTR
R40
--XTAL
R44
A4A8 Attenuator-Bandwidth Filter Component Locations, 85662-60190



A4A9
A4A9
IF
Control,
Circuit
Description
Control information for A4 IF-Video assembly is transmitted over the Instrument Bus from
the Al5 Controller and decoded by the
A4A9
IF Control.
Address Decoder
@J
The Address Decoder monitors ADR O-4 and activates the input latches for addresses 20 and
21 when control line LTIO goes low. Address 20 activates input latches
UlO,
U14, and U17
(U6, U8, and
U9
in early versions of
A4A9).
Address 21 activates input latches U7,
U18,
and
U20
(U3,
UlO,
and
Ull
in early versions of
A4A9).
Table 7 of the troubleshooting information
shows the line levels of the ADR control lines for addresses 20 and 21.
Input Latches
@
Input latches hold the IOB levels present at the input of the latch when the address decoder
activates the input latch. Six input latches are activated (clocked) by 2 control lines (Address
20 and Address 21) from the Address Decoder
@.
For example, when Address 20 goes high,
input latches
UlO,
U14, and U17 (U6, U8, and
U9
in early versions of
A4A9)
are activated.
The levels of all sixteen IOB lines, IOBO through IOB15, are held at those same levels at the
outputs of
UlO,
U14, and U17.
AO.0
to A15.9
dB
Control
@
The
AO.0
to A15.9
dB
Control circuitry provides attenuation control voltages for the A4A5
Step Gain. Up to 14
dB
of attenuation is accomplished by switching on discrete attenuation
steps on the
A465
Step Gain via the A8dB, A4dB, and A2dB control switching lines. The
smaller attenuation steps (0.1
dB
through 1.9 dB) are accomplished by controlling the amount
of dc current through a PIN diode attenuator on A4A5. One of the outputs of
Ull
goes low
when a particular step of attenuation is selected. The output of
U19A
also goes low when an
odd step of attenuation is desired (0.1 dB, 0.3
dB,
1.5
dB,
and so forth). The fixed resistors
tied to edge- connector pin P2-7 determine the
amout
of current through (and hence the
attenuation of) the PIN diode attenuator. The operation of the attenuator is described in
A4A5.
A4A9
1

IF Gain Control
(6~
The IF Gain Control interfaces with A4A5 Step Gain, the Log Amplifiers in A4A2,
A4A3,
and
A4Al
Video Processor. Table 5 shows the conditions under which the steps are used.
Bandwidth Control
@
Bandwidths from 3 MHz to 100
kHz
(BW
2
+14.8V)
These bandwidths are produced in the 21.4 MHz IF by four parallel tank circuits (two in
A4A4
Bandwidth Filter and two on A4A8 Attenuator-Bandwidth Filter). Their Q (which
determines bandwidth) is controlled by PIN diodes used as variable resistors. The resistance
of these PIN diodes is determined by the average current through them, which is generated
by
Q9.
Either R60, R61, or R62 is switched in by U2, depending on which bandwidth had
been selected. These potentiometers (3 MHz, 1 MHz, and 300
kHz)
determine the amount of
current sunk by
Q9,
which in turn determines the bandwidth. If no current is sunk by
Q9,
the filters go to their highest Q (determined by factory-selected resistors), which yields the
100
kHz
bandwidth.
Bandwidths from 30
kHz
to 3
kHz
(BW7 =
-0.6V)
These bandwidths are produced in the 21.4 MHz IF by five crystal filters (two in A4A8 and
three in
A4A4).
Their Q (which determines bandwidth) is controlled by PIN diodes, the same
as for the wider bandwidths. Refer to the preceding discussion of the wider bandwidths.
QlO
is the current sink for bandwidths from 30
kHz
to 3
kHz.
The amount of current it sinks is
selected by U2 and adjusted by potentiometers R65 and R66 (10
kHz
and 3
kHz),
depending
on which bandwidth is selected. If no current is sunk by
&lo,
the filters go to their lowest Q
(determined by factory-selected resistors), which yields the 30
kHz
bandwidth.
Ql
should be
off except for the 3 MHz to 100
kHz
bandwidths.
Bandwidths from 1
kHz
to 10 Hz (SWITCH =
OV)
These bandwidths are produced in the 3 MHz IF
(A4A7)
by five crystal filters. The Q of
these filters is controlled by resistors which are switched in by diodes. These, in turn, are
controlled by Q25, Q26, Q28, and Q29. The transistors switch lines which are named after the
bandwidths they produce. Q27 is on (saturated) only for bandwidths 1
kHz
through 10 Hz.
2
A4A9

A4A9
IF
Control,
Troubleshooting
If the BW5 control line is not switching, Q3 is most likely defective. If Q3 is found to be
defective, check
QS
to determine if it has failed also.
Figure 1 is reproduced from the troubleshooting for the A4A5 Step Gain. It shows the
results of a quick test to determine proper operation of the 0.0 to 1.9
dB
attenuator section
of the
AO.0
to A15.9
dB
control. As the figure shows, the steps are not exactly 0.1
dB.
If the
steps are not continuously increasing (monotonic), either a control line is not switching or
a switching diode is defective. Table 6 will be useful in determining when a control line is
active.
REF
b
LINEAR
CENTER
-9.9
dBm
ATTEN 10
dB
MKR
a
19.36
set
1.90
dB
100.000 MHz SPAN 0 Hz
RES BW 3 MHz (1) VBW 3 kHz
SWP
20
set
Note
I
T?
Center Frequency readout will be 20.000 000 MHz for an
HP
8568B/HP
85678.
Figure 1. 0.1
dB
Step Gain Display
The absolute step amplitudes can be determined with the MARKER A function. The
reference steps are 0.0
dB
and 0.9
dB.
In the Linear mode the error should be less than
50.12
dB.
The 1 dB, 1.4 dB, and 1.8
dB
steps are controlled by factory selected resistors. If one of these
steps is in error by more than
f
0.12
dB
in the Linear mode, refer to the adjustment section
of the Performance Tests and Adjustments Manual for the procedure to determine the correct
value. The other steps should be f0.2
dB
in the Linear mode.
A4A9
3

Tables 1 through 8 provide information that is useful in troubleshooting the A4A9 IF Control
Assembly.
Table 1 (0.0 to -1.9
dB
Control Truth Table) and Table 2 (0 to -9
dB
Control Truth Table)
illustrate the
A4A9
IF Control control line switching for the A4A5 Step Gain variable and
fixed attenuators. These tables must be used in conjunction with one another. Table 1 is the
truth table for the variable attenuator control lines (A.1
dB,
A.2
dB,
A.4
dB,
A.8
dB,
and Al
dB) of the Input Latches (A) function block on the
A4A9
assembly. Table 2 is the truth table
for the fixed attenuator control lines (A2 dB, A4 dB, and A8 dB) of the Input Latches (A)
function block on the A4A9 assembly. Together these two tables can be used to determine the
states for each of these control lines for reference levels in 0.1
dB
steps. As the reference level
changes, 0.1
dB
to 9.9
dB
of attenuation is added or removed from the IF signal path.
Note
I
vb
When using Table 1 (0.0 to -1.9
dB
Control Truth Table) and Table 2 (0 to
-9
dB
Control Truth Table) for troubleshooting, the reference level must be
input using the front-panel keyboard. The truth tables (Tables 1 and 2) are
not valid when the spectrum analyzer is using correction factors (KSX) or
when the RPG knob is used to change the reference level. The fixed and
variable attenuators are set differently than the truth tables show in these
modes.
Table 1 shows the variable attenuator control line states for each
.l
dB
step of reference level
between 0
dBm
and -1.9
dBm.
This table repeats for every 2
dB
change of the spectrum
analyzer’s reference level. For example, in addition to this being the truth table for reference
levels between 0.0 and -1.9 dBm, it is also the truth table for reference levels between -2.0
and -3.9
dBm,
between -4.0 and -5.9
dBm,
between -6.0 and -7.9
dBm,
between -8.0 and
-9.9
dBm,
and so forth.
Table 2 shows the
fixed
attenuator control line states of reference levels between 0 dBm and
-9
dBm.
The fixed attenuators change the reference level in 2
dB
steps. This table repeats
itself with every 10
dB
change of the spectrum analyzer’s reference level. For example, in
addition to this being the truth table for reference levels between 0 and -9
dBm,
it is also
the truth table for reference levels between -10 and -19
dBm,
between -20 and -29
dBm,
between -30 and -39
dBm,
and so forth.
To determine the levels for all control lines at the outputs of the input latches, both Table 1
and Table 2 must be used. For example, if the reference level of the spectrum analyzer is 0.0
dBm
(the same as -0.0
dBm),
Table 1 shows that the states of control lines A.1
dB,
A.8
dB,
and Al
dB
are high. Table 2 shows that the state of control line A8
dB
is high. Thus when
the spectrum analyzer has a reference level of 0.0 dBm, control lines A.1
dB,
A.8 dB, Al
dB,
and A8
dB
are high at the output of the input latches (Function Block A).
As another example, if the spectrum analyzer has a reference level of -33.4
dBm,
use the
-2 (-3)
dBm
row of Table 2 because it is representative for reference levels from -30
dB
through -39
dBm.
Use the
-1.4
dBm
column of Table 1 because Table 1 is representative for
reference levels between -32 dBm and -33.9
dBm.
Using Tables 1 and 2, a reference level
of 33.4
dBm
has control lines A.1
dB,
A.4
dB,
A2
dB,
and A4
dB
high at the output of the
input latches.
4
A4A9

Table 1. 0.0 to -1.9
dB
Control Truth Table
(Levels at Output of Latch U20)*
IBm)
I I
,
I
-1.8
-1.9
H
* Latch
Ill1
on
early versions of
A4A9
IF Control
Table 2.
0 to -9
dB
Control Truth Table
(Levels at Output of Latches U18 and U20)*
I
IHI--1
-2(-3)
H
I
I
I
-6(-7)
H
-8
(-9)
I
*
Latches
Ill0
and
Ull
on
early
versions
of
A4A9
IF Control
I
Table 3. Resolution Bandwidth Truth Table
Resolution RBW D RBW C RBW B RBW A
Bandwidth
3 MHz
lHlHlHlH
A4A9
5

Table 4. Video Bandwidth Truth Table
6
A4A9

Table 5. 10
dB
Gain Step Truth Table
(Levels at Output of Latches
UlO
and
U17)*
I
Reference Level
Res BW
23
kHz
I
Reference Level
Res BW
51
kHz
I
SG20-1
I
SG20-2
dBm
-10 -20 -30 -40
-50
-60 -70
-80
LGlO
LG20
-90
-110
H
H
H
H
H
-
H
4
H
-100 -110
-120 -130
-c
H H
+
H
-+
Input attenuation setting at 0
dB;
shift attenuator (for extended ranges).
*
Latches U8 and U9 on early version of A4A9 IF Control.
A4A9
7

Table 6. Bandwidth Control Lines
(All Voltages Approximate)
300 Hz
-0.6
V +14.3 V
+9.2
V +14.3 V +o.o v
>4
v
<-10 v
<-1ov
<-1ov
100 Hz
-0.6V
+14.3 V
+9.2
V +14.3
v
+o.ov
<-IOV
>-4 V
<-1oV
<-lo
V
30 Hz
-0.6V
+14.3 V
+9.2
V +14.3 V
+o.ov
<-lo v
<-lo
V
>4v
<-10 v
10 Hz
-0.6
V
+14.3 V
+9.2
V
+143
v
+o.o v
<-lo
V <-lo V
>4
v
>4
v
Table 7. Address Line Truth Table
71
Table 8. Log Expand Truth Table
8
A4A9

HP Part Number 85662-60147
A4A9 IF Control
Description Mfr Mfr Part
Code Number
BOARD ASSEMBLY, IF CONTROL
(SERIAL PREFIXES:
2403~-2810~)
2848(
85662-60147
CAPACITOR-FXO
2.2lJF+-10%
ZOVOC
TA
5628:
150D225X9020A2-DYS
CAPACITOR-FXO
2.2UF+-10%
LOVOC
TA
5628:
1500225X9020A2-DYS
CAPACITOR-FXO
2.2UF+-10%
ZOVDC
TA
56285
150D225X9020A2-DYS
CAPACITOR-FXD
2.2UF+-10%
20VDC TA
56288
150D225X9020A2-DYS
CAPACITOR-FXD
.OlUF
+-lo%
1OOVDC
CER
04222
SAlOlC103KAAH
CAP-FXD
1OOOpF
100 V
04222
SR201C102MAAH
CAP-FXD
1OOOpF
100 V
04222
SR201C102MAAH
CAP-FXD
1OOOpF
100 V
04222
SR201C102MAAH
CAP-FXD
1OOOpF
100 V
04222
SR201ClOLMAAH
CAPACITOR-FXD
.OlUF
+-lo%
1OOVDC
CER
04222
SAlOlC103KAAH
CAPACITOR-FXD
.OlUF
+-lo%
1OOVDC
CER
04222
SAlOlC103KAAH
CAPACITOR-FXD
.OlUF
+-lo%
1OOVDC
CER
04222
SAlOlC103KAAH
CAPACITOR-FXD
.OlUF
+-lo%
1OOVDC
CER
04222
SAlOlC103KAAH
CAPACITOR-FXD
.OlUF
+-lo%
1OOVDC
CER
04222
SAlOlCl03KAAH
CAPACITOR-FXD
.OlUF
+-lo%
1OOVDC
CER
04222
SAlOlC103KAAH
ZAPACITOR-FXD
.OlUF
+-lo%
1OOVDC
CER
04222
SAlOlC103KAAH
ZAPACITOR-FXD
.OlUF
+-lo%
1OOVDC
CER
04222
SAlOlC103KAAH
ZAPACITOR-FXD
.OlUF
+-lo%
1OOVDC
CER
04222
SAlOlC103KAAH
:APACITOR-FXD
.OlUF
+-lo%
1OOVDC
CER
04222
SAlOlC103KAAH
:APACITOR-FXD
.OlUF
+-10X
1OOVDC
CER
04222
SAlOlC103KAAH
:APACITOR-FXD
.OlUF
+-10X
1OOVDC
CER
04222
:APACITOR-FXD
.OlUF
+-10X
1OOVDC
CER
04222
:APACITOR-FXD
.OlUF
+-lo%
1OOVDC
CER
04222
IIODE-SWITCHING 30V 50MA 2NS DO-35 71468
IIODE-SWITCHING 30V
SOMA
2NS DO-35
71468
SAlOlC103KAAH
SAlOlC103KAAH
SAlOlC103KAAH
IIODE-SWITCHING BOV 200MA 2NS DO-35 9N171
IIODE-SWITCHING 80V 2OOMA 2NS DO-35 9N171
JIODE-SWITCHING
30V 50MA 2NS DO-35
71468
IIODE-SWITCHING 30V 50MA 2NS DO-35 71468
)IODE-SWITCHING
80V 200MA 2NS DO-35
9N171
lN4150
lN4150
lN4150
tIODE-SWITCHING
BOV 200MA 2NS DO-35
9N171
)IODE-SWITCHING
80V 200MA 2NS DO-35
9N171
bIODE-SWITCHING
30V 50MA 2NS DO-35
71468
IIODE-SWITCHING 30V 50MA 2NS DO-35 71468
IIODE-SWITCHING 30V 50MA 2NS DO-35 71468
lN4150
lN4150
IIODE-SWITCHING 30V 50MA 2NS DO-35
IIODE-SWITCHING 30V 50MA 2NS DO-35
IIODE-GE 60V 60MA
1US
DO-7
IIODE-GE 60V 60MA
1US
DO-7
IIODE-SWITCHING 30V 50MA 2NS DO-35
71468
71468
71468
IIODE-SWITCHING
30V 50MA 2NS DO-35
71468
IIODE-SWITCHING
30V 50MA 2NS DO-35
71468
IIODE-SWITCHING
80V 200MA 2NS DO-35
9N171
NDUCTOR RF-CH-MLD
5.6UH
+-lo%
.166D-INX 99800
RANSISTOR NPN 2N2222A SI TO-18 PD=500MW
04713
lN4150
1537-30
2N2222A
*Indicates
factory-seIected
value
85662-60147
Parts List
Page 1 of 3
Reference
Designation
HP Part
Number
A4A9 85662-60147
A4A9Cl 0180-0197
A4A9C2 0180-0197
A4A9C3 0180-0197
A4A9C4 0180-0197
A4A9C6
0160-4832
A4A9C7 0160-3878
A4A9C8 0160-3878
A4A9C9 0160-3878
A4A9ClO
0160-3878
A4A9Cll 0160-4832
A4A9C12
0160-4832
A4A9C13 0160-4832
A4A9C14 0160-4832
A4A9C15
3160-4832
A4A9C16
3160-4832
A4A9C17 3160-4832
A4A9C18
3160-4832
A4A9C19 1160-4832
A4A9C20
1160-4832
A4A9C21 1160-4832
A4A9C22 1160-4832
A4A9C23 1160-4832
A4A9C24 1160-4832
A4A9CRl 1901-0040
A4A9CR2 1901-0040
A4A9CR4
A4A9CR5
A4A9CR6
A4A9CR7
A4A9CR8
.901-0050
.901-0050
.901-0040
.901-0040
.901-0050
A4A9CR9
A4A9CRlO
A4A9CRll
A4A9CR12
R4A9CR13
.901-0050
.901-0050
.901-0040
901-0040
901-0040
94A9CR14 901-0040
44A9CR15 901-0040
44A9CR16 910-0016
44A9CR17 910-0016
44A9CR18
901-0040
44A9CR19 901-0040
44A9CR20 901-0040
44A9CR21
901-0050
94A9Ll
100-1618
44A9Ql
854-0477
C
c
I
II
t
E
1
E
t
E
E
4
4
4
4
4
4
4
4
4
4
4
4
4
4
1
1
3
3
1
1
3
3
3
1
1
1
1
1
1
I
1
1
1
5
1
r
-
M
1
1
1
1
1
1
1
1
1
1
1
1
1
1
1
1
1
1
1
1
1
1
1
1
1
1
1
1
1
1
1
1
1
1
1
1
1
1
1
1
1
1
1
1
1
1

HP Part Number 85662-60147
A4A9
IF Control
Description
TRANSISTOR PNP
2N2907A
SI TO-18 PD=400M
TRANSISTOR PNP
2N2907A
SI TO-18
PD=400Ml
TRANSISTOR NPN SI TO-18 PD=360MW
TRANSISTOR NPN SI TO-18 PD=360MW
TRANSISTOR NPN SI TO-18 PD=36OMW
TRANSISTOR NPN SI TO-18 PD=360MW
TRANSISTOR PNP
2N2907A
SI TO-18
PD=400MI
TRANSISTOR PNP
2N2907A
SI TO-18
PD=400Ml
TRANSISTOR PNP
2N2907A
SI TO-18
PD=400MI
TRANSISTOR PNP
2N2907A
SI TO-18
PD=400M\
TRANSISTOR PNP
2N2907A
SI TO-18
PD=400M\
TRANSISTOR PNP
2N2907A
SI TO-18
PD=4OOMI
TRANSISTOR PNP
2N2907A
SI TO-18
PD=400H
RESISTOR
10K
+-1X
.125W
TF TC=O+-100
RESISTOR
10K
+-1%
.125W
TF TC=O+-100
RESISTOR
10K
+-1%
.125W
TF TC=O+-100
RESISTOR
10K
+-1%
.125W
TF TC=O+-100
RESISTOR
10K
+-1%
.125W
TF TC=O+-100
RESISTOR 2.61K 1%
.125W
TF TC=O+-100
RESISTOR 2.61K 1%
.125W
TF TC=O+-100
RESISTOR
10K
+-1%
.125W
TF TC=O+-100
?ESISTOR
1K
+-1%
.125W
TF TC=O+-100
7ESISTOR
10K
+-1%
.125W
TF TC=O+-100
7ESISTOR
10K
+-1%
.125W
TF TC=O+-100
1ESISTOR
1.33K
+-1%
.125W
TF
TC=D+-100
tESISTOR
10K
+-1%
.125W
TF TC=O+-100
IESISTOR
10K
+-1%
.125W
TF TC=O+-100
{ESISTOR
10K
+-1%
.125W
TF TC=O+-100
IESISTOR
10K
+-1%
.125W
TF TC=O+-100
{ESISTOR
10K
+-1%
.125W
TF TC=O+-100
tESISTOR
23.71: 1%
.125W
TF TC=O+-100
lESISTOR
82.5K
+-1%
.125W
TF TC=O+-100
lESISTOR
16.2K
+-1%
.125W
TF TC=O+-100
LESISTOR 38.31: 1% .125W TF TC=O+-100
lESISTOR
31.6K
1%
.125W
TF TC=O+-100
[ESISTOR
10K
+-1%
.125W
TF TC=O+-100
LESISTOR
5l.lK
+-1%
.125W
TF TC=O+-100
LESISTOR 750 +-1%
.125W
TF TC=O+-100
LESISTOR
5.11K
+-1%
.125W
TF TC=O+-100
!ESISTOR
5.11K
+-1%
.125W
TF TC=O+-100
!ESISTOR
5.11K
+-1X
.125W
TF TC=O+-100
!ESISTOR
5.11K
+-1%
.125W
TF TC=O+-100
!ESISTOR
5.11K
+-1%
.125W
TF TC=O+-100
!ESISTOR
12.1K
+-1%
.125W
TF TC=O+-100
:ESISTOR
3831:
1%
.125W
TF TC=O+-100
:ESISTOR
178K 1%
.125W
TF TC=O+-100
:ESISTOR
2.61K
1%
.125W
TF TC=O+-100
.ESISTOR
1.62K
+-1%
.125W
TF TC=O+-100
*Indicates
factory-selected
value
Reference
Designatior HP Part
Number
A4A9Q2
A4A9Q3
A4A9Q6
A4A9Q8
A4A9Q9
1853-0281
,
1853-0281
,
1854-0404
I
1854-0404
I
1854-0404
I
A4A9QlO
1854-0404
(
A4A9Q20
1853-0281
!
A4A9Q21 1853-0281
I
A4A9Q25
1853-0281
(
A4A9Q26
1853-0281
I
A4A9Q27
1853-0281
c
A4A9Q28
1853-0281
C
A4A9Q29
1853-0281
C
A4A9Rl 0757-0442
5
A4A9R2
D757-0442
E
A4A9R4
D757-0442
s
A4A9R5
3757-0442
9
A4A9R7
3757-0442
9
A4A9RlO
3698-0085
a
A4A9Rll 3698-0085
a
A4A9R12
1757-0442
A4A9R13
1757-0280
A4A9R14
1757-0442
A4A9R15
1757-0442
A4A9R16
1757-0317
A4A9R17 1757-0442
A4A9RlB 1757-0442
A4A9R19 1757-0442
A4A9R20 1757-0442
A4A9R21
)757-0442
R4A9R22 1698-3158
44A9R23
)757-0463
44A9R24
1757-0447
44A9R25
1698-3161
44A9R26
1698-3160
44A9R27
1757-0442
44A9R28
1757-0458
\4A9R29
1757-0420
\4A9R30
1757-0438
\4A9R33
1757-0438
\4A9R34
1757-0438
\4A9R35
1757-0438
\4A9R36
1757-0438
\4A9R40
757-0444
\4A9R41
698-3459
\4A9R42
698-3243
14A9R43
698-0085
14A9R44
757-0428
9
3
9
9
7
9
9
9
9
9
4
4
4
9
6
3
7
3
3
3
3
3
3
1
3
3
I
1
85662-60147 Parts List
Page 2 of 3
M
1
1
1
1
1
1
1
1
1
1
1
1
1
1
1
1
1
1
1
1
1
1
1
1
1
1
1
1
1
1
1
1
1
1
1
1
1
1
1
1
1
1
1
1
1
1
1
1
Mfr
Mfr Part
Code
Number
0471:
0471:
0471:
0471:
0471:
0471:
0471:
0471:
0471:
04712
04713
04713
04713
19701
19701
19701
19701
19701
19701
19701
19701
19701
19701
19701
19701
19701
19701
19701
19701
19701
19701
19701
19701
19701
19701
19701
19701
19701
19701
19701
19701
19701
19701
19701
19701
19701
19701
19701
2N2907A
2N2907A
2N2907A
2N2907A
2N2907A
2N2907A
2N2907A
2N2907A
2N2907A
SFR25H
SFR25H
SFR25H
SFR25H
SFR25H
SFR25H
SFR25H
SFR25H
SFR25H
SFR25H
SFR25H
SFR25H
SFR25H
SFR25H
SFR25H
SFR25H
SFR25H
SFR25H
SFR25H
SFR25H
SFR25H
SFR25H
SFR25H
SFR25H
SFR25H
SFR25H
SFR25H
SFR25H
SFR25H
SFR25H
SFR25H
SFR25H
SFR25H
SFR25H
SFR25H

HP Part Number 85662060147
A4A9
IF Control
Reference
HP Part
Designation Number
A4A9R45
0757-0280
3
A4A9R46
0757-0419
a
A4A9R47 0757-0438
3
A4A9R48
0698-0083
8
A4A9R49 0698-3260
9
A4A9R50
0698-3260
9
A4A9R51 0757-1094
9
A4A9R52
A4A9R53
A4A9R54
A4A9R55
A4A9R56
0698-3150
6
0698-3158
4
0698-3260
9
0757-0442
9
0757-0279
0
A4A9R57 0698-3153
9
A4A9R59 0698-0085
0
A4A9R60
2100-3109
2
A4A9R61 2100-3103
6
A4A9R62 2100-3054
6
A4A9R63
A4A9R64
A4A9R65
A4A9R66
A4A9R67
0757-0419
0
0757-0438
3
2100-3094
4
2100-3161
6
0757-0465
6
A4A9R68
0757-0279
D
A4A9R69*
0698-3451
0
A4A9R70*
0698-3260
3
A4A9R71*
0698-3266
5
A4A9TP
1
1251-0600
D
A4A9TP2
A4A9Ul
A4A9U2
A4A9U3
A4A9U4
1251-0600
3
5081-8117
3
1820-1418
7
1820-1195
7
1820-1418
7
A4A9U6
A4A9U7
A4A9U8
A4A9U9
A4A9UlO
1820-1196
3
1820-1216
3
1820-1196
3
1820-1196
3
1820-1196
3
A4A9Ull
A4A9U12
A4A9U13
A4A9U14
A4A9U15
1820-1196
3
1820-1418
7
1820-0668
7
1820-0471
1
1820-0471
1
A4A9U16
A4A9VRl
A4A9VR2
1820-0471
3
1902-0041
1
1902-3203
5
-
m
-
1
1
1
1
1
1
1
1
1
1
1
1
1
1
1
1
1
1
1
1
1
1
1
1
1
1
1
1
1
1
1
1
1
1
1
1
1
1
1
1
1
1
1
1
1
-
Description
RESISTOR
1K
+-1%
.125W
TF TC=O+-100
19701 SFR25H
RESISTOR 681 +-1%
.125W
TF TC=O+-100
19701 SFR25H
RESISTOR
5.11K
+-1%
.125W
TF TC=O+-100
19701 SFR25H
RESISTOR
1.96K
1%
.125W
TF TC=O+-100
19701 SFR25H
RESISTOR 464K 1%
.125W
TF TC=O+-100
19701 SFR25H
RESISTOR 464K 1%
.125W
TF TC=O+-100
19701 SFR25H
RESISTOR
1.47K
+-1%
.125W
TF TC=O+-100
19701 SFR25H
RESISTOR 2.371: 1%
.125W
TF TC=O+-100
19701 SFR25H
RESISTOR 23.71: 1%
.125W
TF TC=O+-100
19701 SFR25H
RESISTOR
4641:
1%
.125W
TF TC=O+-100
19701 SFR25H
RESISTOR
10K
+-1%
.125W
TF TC=O+-100
19701 SFR25H
RESISTOR 3.16K +-1%
.125W
TF TC=O+-100
19701 SFR25H
RESISTOR 3.83K 1%
.125W
TF TC=O+-100
19701 SFR25H
RESISTOR 2.61K 1%
.125W
TF TC=O+-100
19701 SFR25H
RESISTOR-TRMR 2K 10% TKF SIDE-ADJ 17-TRN
73138
89PR2K
RESISTOR-TRMR
10K
10% TKF SIDE-ADJ 17-TR
73138
89PRlOK
RESISTOR-TRMR 50K 10% TKF SIDE-ADJ 17-TR
73138
89PR50K
RESISTOR 681 +-1%
.125W
TF TC=O+-100
19701 SFR25H
RESISTOR
5.11K
+-1%
.125W
TF TC=O+-100
19701 SFR25H
RESISTOR-TRMR
1OOK
10% TKF SIDE-ADJ 17-T
73138
89PRlOOK
RESISTOR-TRMR 20K 10% TKF SIDE-ADJ
17-TR 73138
89PR20K
RESISTOR
1OOK
+-1%
.125W
TF TC=O+-100
19701 SFR25H
RESISTOR 3.16K +-1%
.125W
TF TC=O+-100
19701 SFR25H
RESISTOR 133K 1%
.125W
TF TC=O+-100
19701 SFR25H
RESISTOR 464K 1%
.125W
TF TC=O+-100
19701 SFR25H
RESISTOR 237K 1%
.125W
TF TC=O+-100
19701 SFR25H
CONNECTOR-SGL CDNT PIN 1.14-MM-BSC-SZ SQ
27264 16-06-0034
CONNECTOR-SGL CONT PIN 1.14-MM-BSC-SZ SQ
27264 16-06-0034
SCREENED 1826-0092 IC 1458 MZ OP AMP
28480 5081-8117
IC DCDR TTL LS BCD-TO-DEC 4-TO-lo-LINE 4
01295 SN74LS42N
IC FF TTL LS D-TYPE POS-EDGE-TRIG COM CL
01295 SN74LS175N
IC DCDR TTL LS BCD-TO-DEC 4-TO-lo-LINE 4
01295 SN74LS42N
IC FF TTL LS D-TYPE POS-EDGE-TRIG COM CL
IC
DCDR TTL LS 3-TO-B-LINE
3-INP
IC FF TTL LS D-TYPE POS-EDGE-TRIG COM CL
IC FF TTL LS D-TYPE POS-EDGE-TRIG COM CL
IC FF TTL LS D-TYPE POS-EDGE-TRIG COM CL
IC FF TTL LS D-TYPE POS-EDGE-TRIG COM CL
IC DCDR TTL LS BCD-TO-DEC 4-TO-lo-LINE 4
IC BFR TTL NON-INV HEX I-INP
IC INV TTL HEX l-INP
IC INV TTL HEX l-INP
IC INV TTL HEX I-INP
DIODE-ZNR
5.11V
5% DO-35
PD=.4W
DIODE-ZNR
14.7V
5% DO-35 PD=.4W
01295
01295
01295
01295
01295
01295
01295
01295
01295
01295
01295
04713
04713
SN74LS174N
SN74LS138N
SN74LS174N
SN74LS174N
SN74LS174N
SN74LS174N
SN74LS42N
SN7407N
SN7406N
SN7406N
SN7406N
Mti
Mfr
Part
Code Number
*Indicates
factoy-selected
value
85662-60147 Parts List
Page 3 of 3

HP Part Number 85662.60202
A4A9 IF Control
Description
Mti
Mfr Part
Code Number
BOARD ASSEMBLY, IF CONTROL
28481
85662-60202
(SERIAL
PREFIXES:
2813~-2816~)
CAPACITOR-FXD
.OlUF
+-lo%
1OOVDC
CER
0422;
SAlOlC103tWH
CAPACITOR-FXD
.OlUF
+-lo%
1OOVDC
CER
0422;
SAlOlC103KAAH
CAPACITOR-FXO
.OlUF
+-lo%
1OOVDC
CER
0422;
SAlOlC103KAAH
CAPACITOR-FXD
.OlUF
+-lo%
1OOVDC
CER
0422;
SAlOlC103KAAH
CAPACITOR-FXD
.OlUF
+-lo%
1OOVDC
CER
0422;
SAlOlC103KAAH
CAPACITOR-FXD
.OlUF
+-lo%
1OOVDC
CER
0422;
SAlOlC103KAAH
CAPACITOR-FXD
.OlUF
+-lo%
1OOVDC
CER
0422;
SAlOlC103KAAH
CAPACITOR-FXD
.OlUF
+-lo%
1OOVDC
CER
04221
SAlOlC103KAAH
CAPACITOR-FXD
.OlUF
+-lo%
1OOVDC
CER
0422:
SAlOlC103KAAH
CAPACITOR-FXD
.OlUF
+-lo%
1OOVDC
CER
0422:
SAlOlC103KAAH
CAPACITOR-FXD
.OlUF
+-10x
1OOVDC
CER
04222
SAlOlC103KAAH
CAPACITOR-FXD
.OlUF
+-lo%
1OOVDC
CER
04222
SAlOlC103KAAH
CAPACITOR-FXD
.OlUF
+-lo%
1OOVDC
CER
04222
SAlOlC103KAAH
CAPACITOR-FXD
1OOOPF
+-5%
1OOVDC
CER
O+-
04222
SAZOlAlOLJAAH
ZAPACITOR-FXD
1OOOPF
+-5X
1OOVDC
CER
O+-
04222
SA201A102JAAH
ZAPACITOR-FXD
1OOOPF
+-5%
1OOVDC
CER
O+-
04222
SA201AlOEJAAH
:APACITOR-FXD
1OOOPF
+-5%
1OOVDC
CER
O+- 04222 SA201A102JAAH
:APACITOR-FXD
.OlUF
+-lo%
1OOVDC
CER
04222 SAlOlC103KAAH
:APACITOR-FXD
2.2UF+-10%
20VDC TA
56289 150D225X9020A2-DYS
:APACITOR-FXD
2.2UF+-10%
ZOVDC
TA
56289 150D225X9020A2-DYS
:APACITOR-FXD
2.2UF+-10%
ZOVDC
TA
56289 150D225X9020A2-DYS
IIODE-SWITCHING 80V 200MA 2NS DO-35 9N171 lN4150
IIODE-SWITCHING 80V 200MA 2NS DO-35 9N171 lN4150
IIODE-SWITCHING 80V 200MA 2NS DO-35 9N171 lN4150
IIODE-SWITCHING 80V 200MA 2NS DO-35 9N171 lN4150
lIODE-SWITCHING
80V 200MA 2NS DO-35
9N171 lN4150
IIODE-SWITCHING 80V 200MA 2NS DO-35 9N171 lN4150
)IODE-SWITCHING
80V 200MA 2NS DO-35
9N171 lN4150
IIODE-SWITCHING 80V 200MA 2NS DO-35 9N171 lN4150
IIODE-SWITCHING 80V 200MA 2NS DO-35 9N171 lN4150
IIODE-SWITCHING 80V 200MA 2NS DO-35 9N171 lN4150
IIODE-SWITCHING 80V 200MA 2NS DO-35 9N171 lN4150
IIODE-SWITCHING 80V 200MA 2NS DO-35 9N171 lN4150
IIODE-SWITCHING 80V 200MA 2NS DO-35 9N171 lN4150
IIODE-SWITCHING 80V 200MA 2NS DO-35 9N171 lN4150
IIODE-SWITCHING 80V 200MA 2NS DO-35 9N171 lN4150
IIODE-SWITCHING 80V 200MA 2NS DO-35 9N171 lN4150
IIODE-SWITCHING 80V 200MA 2NS DO-35 9N171 lN4150
IIODE-SWITCHING 80V 200MA 2NS DO-35 9Nl71 lN4150
IIODE-SWITCHING 80V 200MA 2NS DO-35 9N171 lN4150
IIODE-SWITCHING
80V 200MA 2NS DO-35
9N171 lN4150
lIODE-SWITCHING
80V 200MA 2NS DO-35
9N171 lN4150
'IODE-SWITCHING
80V 200MA 2NS DO-35
9N171 lN4150
IODE-SWITCHING
BOV 200MA 2NS DO-35
9N171 lN4150
IODE-SWITCHING
80V 200MA 2NS DO-35
9N171 lN4150
*Indicates factoy-selected value
85662-60202
Parts List
Page 1 of 4
Reference
Designatior
HP Part
Number
C
t
A4A9 85662-60202
d
A4A9Cl
A4A9C3
A4A9C4
A4A9C5
A4A9C6
0160-4832
1
0160-4832
1
0160-4832
!
0160-4832
1
0160-4832
1
A4A9C7 0160-4832
1
A4A9C8
0160-4832
1
A4A9C9 0160-4832
4
A4A9ClO 0160-4832
4
A4A9Cll 0160-4832
4
A4A9C12 0160-4832
4
A4A9C13 0160-4832
4
A4A9C14 0160-4832
4
A4A9C15
0160-4822
2
A4A9C16 D160-4822
2
A4A9C17 3160-4822
2
A4A9C18 3160-4822
2
A4A9C19 3160-4832
4
A4A9C20
3180-0197
8
A4A9C2
1
1180-0197
8
A4A9C22
A4A9CR
1
A4A9CR2
A4A9CR3
A4A9CR4
1180-0197
8
L901-0050
3
L901-0050
3
L901-0050
3
1901-0050
3
A4A9CR5
A4A9CR6
A4A9CR7
A4A9CR8
A4A9CR9
A4A9CRlO
A4A9CRll
A4A9CR12
R4A9CR13
44A9CR14
44A9CR15
44A9CR16
44A9CR17
44A9CR18
44A9CR19
94A9CR20
t4A9CR21
24A9CR22
34A9CR23
\4A9CR24
!901-0050
1901-0050
.901-0050
.901-0050
.901-0050
.901-0050
.901-0050
.901-0050
.901-0050
.901-0050
901-0050
901-0050
901-0050
901-0050
901-0050
901-0050
901-0050
901-0050
901-0050
901-0050
3
3
3
3
3
3
3
3
3
3
3
3
3
3
3
3
3
1
I
1
1
1
1
1
1
1
1
1
1
1
1
1
1
1
1
1
1
1
1
1
1
1
1
1
1
1
1
1
1
1
1
1
1
1
1
1
1
1
1
1
1
1
1
1
1
1

Reference
Designation HP Part
Number
C
c
A4A9CR25
A4A9CR26
A4A9CR27
A4A9CR28
A4A9CR29
1901-0050
1901-0050
1901-0050
1901-0050
1901-0050
A4A9CR30
1901-0050
A4A9R2*
0698-3155
A4A9R3*
0757-0442
A4A9R6*
0757-0465
A4A9R7*
3698-3451
C
A4A9RlO*
3698-3136
e
A4A9Rll* 3698-0083
e
A4A9R14
3757-0442
9
A4A9R15
3698-0082
7
A4A9R16
A4A9R17
A4A9R18
A4A9R19
A4A9R23
1757-0424
7
3757-0442
9
1757-0317
7
1757-0442
9
1757-0419
0
A4A9R24
A4A9R25
A4A9R26
A4A9R29
A4A9R30
1757-0280
3
1757-0438
3
1757-0428
1
1698-0085
0
1757-0458
7
A4A9R32
A4A9R33
A4A9R34
A4A9R35
A4A9R36
1757-0289
2
1698-3156
2
1698-3437
2
1757-0289
2
1698-3156
2
A4A9R37
A4A9R38
A4A9R39
A4A9R40
A4A9R41
1698-3437
2
1757-0442
9
1757-0442
9
1698-0085
0
1757-0438
3
A4A9R42
1757-0444
1
A4A9R43
1698-0084
3
A4A9R44
1698-0084
3
A4A9R45
1698-3450
3
A4A9R46*
1757-0466
7
A4A9R47
1698-3457
5
A4A9R48*
1698-3458
7
A4A9R49
1698-3161
3
A4A9R50*
1757-0462
3
A4A9R51
1757-0464
5
A4A9R52*
698-8960
5
A4A9R53 698-3449
j
A4A9R54
757-0199
3
A4A9R55"
757-0460
1
85662-60202
Parts
Lit
Page 2 of 4
-
at
-
1
1
1
1
1
1
1
1
1
1
1
1
1
1
1
1
1
1
1
1
1
1
1
1
1
1
1
1
1
1
1
1
1
1
1
1
1
1
1
1
1
1
1
1
1
1
1
1
A4A9
IF Control
Description
DIODE-SWITCHING 80V 200MA 2NS DO-35
DIODE-SWITCHING 80V 200MA 2NS DO-35
DIODE-SWITCHING 80V 200MA 2NS DO-35
DIODE-SWITCHING 80V 200MA 2NS DO-35
DIODE-SWITCHING 80V 200MA 2NS DO-35
Mti
Mfr Part
Code Number
9N171
lN4150
9N171
lN4150
9N171 lN4150
9N171 lN4150
9N171 lN4150
DIODE-SWITCHING 80V 200MA 2NS DO-35
9N171 IN4150
RESISTOR
4.64K
1%
.125W
TF TC=O+-100
19701
SFR25H
RESISTOR
10K
+-1%
.125W
TF TC=O+-100
19701 SFR25H
RESISTOR
1OOK
+-1%
.125W
TF TC=O+-100
19701 SFR25H
RESISTOR 133K 1%
.125W
TF TC=O+-100
RESISTOR
17.BK
1%
.125W
TF TC=O+-100
RESISTOR
1.96K
1%
.125W
TF TC=O+-100
RESISTOR
10K
+-1%
.125W
TF TC=O+-100
RESISTOR 464 1%
.125W
TF
TC=O+-100
SFR25H
SFR25H
SFR25H
SFR25H
SFR25H
RESISTOR
l.lK
+-1%
.125W
TF TC=O+-100
RESISTOR
10K
+-1%
.125W
TF TC=O+-100
RESISTOR
1.33K
+-1%
.125W
TF
TC=O+-100
RESISTOR
10K
+-1%
.125W
TF TC=O+-100
RESISTOR 681 +-1X
.125W
TF TC=O+-100
SFR25H
SFR25H
SFR25H
SFR25H
SFR25H
RESISTOR
1K
+-1%
.125W
TF TC=O+-100
RESISTOR
5.11K
+-1%
.125W
TF TC=O+-100
RESISTOR
1.62K
+-1%
.125W
TF TC=O+-100
RESISTOR
2.61K
1%
.125W
TF TC=O+-100
RESISTOR
51.1K
+-1%
.125W
TF TC=O+-100
SFR25H
SFR25H
SFR25H
SFR25H
SFR25H
RESISTOR
13.3K
+-1%
.125W
TF TC=O+-100
RESISTOR
14.7K
1%
.125W
TF TC=O+-100
RESISTOR 133 1%
.125W
TF TC=O+-100
RESISTOR
13.3K
+-1%
.125W
TF TC=O+-100
RESISTOR
14.7K
1%
.125W
TF TC=O+-100
SFR25H
SFR25H
SFR25H
SFR25H
SFR25H
RESISTOR 133 1%
.125W
TF TC=O+-100
RESISTOR
10K
+-1%
.125W
TF TC=O+-100
RESISTOR
10K
+-1%
.125W
TF TC=O+-100
RESISTOR
2.61K
1%
.125W
TF TC=O+-100
RESISTOR
5.11K
+-1%
.125W
TF TC=O+-100
SFR25H
SFR25H
SFR25H
SFR25H
SFR25H
RESISTOR
12.1K
+-1%
.125W
TF TC=O+-100
RESISTOR
2.15K
1%
.125W
TF TC=O+-100
RESISTOR
2.15K
1%
.125W
TF TC=O+-100
RESISTOR 42.21: 1% .125W TF TC=O+-100
RESISTOR
1lOK
+-1X
.125W
TF TC=O+-100
SFR25H
SFR25H
SFR25H
SFR25H
SFR25H
RESISTOR 316K 1%
.125W
TF TC=O+-100
RESISTOR 348K 1%
.125W
TF TC=O+-100
RESISTOR 38.31: 1% .125W TF TC=O+-100
RESISTOR 75K +-1%
.125W
TF TC=O+-100
ZESISTOR
90.9K
+-1X
.125W
TF TC=O+-100
SFR25H
SFR25H
SFR25H
SFR25H
SFR25H
?ESISTOR
750K +-1%
.125W
TF TC=O+-100
?ESISTOR
28.7K
1%
.125W
TF TC=O+-100
?ESISTOR
21.5K
+-1%
.125W
TF TC=O+-100
?ESISTOR
61.9K
+-1%
.125W
TF TC=O+-100
19701
19701
19701
19701
19701
19701
19701
19701
19701
19701
19701
19701
19701
19701
19701
19701
19701
19701
19701
19701
19701
19701
19701
19701
19701
19701
19701
19701
19701
19701
19701
19701
19701
19701
19701
19701
19701
19701
19701
SFR25H
SFR25H
SFR25H
SFR25H
*Indicates factory-selected value

HP Part Number 85662-60202
A4A9 IF Control
Reference
HPPart
C
Designation
Number D
Qty Description Mfr
Code
A4A9R56
0757-0460
1 1
RESISTOR
61.9K
+-1%
.125W
TF TC=O+-100
19701
A4A9R57*
0698-3460
1
1
RESISTOR
4221:
1%
.125W
TF TC=O+-100
19701
A4A9R58
0698-3450
9
1
RESISTOR
42.2K
1%
.125W
TF TC=O+-100
19701
A4A9R59* 0698-8824
1 1
RESISTOR
5621:
+-1%
.125W
TF TC=O+-100
19701
A4A9R60 2100-3103
6
1
RESISTOR-TRMR
10K
10% TKF SIDE-ADJ 17-TR
73138
A4A9R61 2100-3054
6
1
RESISTOR-TRMR 50K 10% TKF SIDE-ADJ 17-TR
73138
A4A9R62 2100-3162
7
1
RESISTOR-TRMR 200K 10% TKF SIDE-ADJ 17-T
73138
A4A9R63 0698-3437
2
1
RESISTOR 133 1%
.125W
TF TC=O+-100
19701
A4A9R64 0757-0289
2
1
RESISTOR
13.3K
+-1%
.125W
TF
TC=D+-100 19701
A4A9R65 2100-3162
7
1
RESISTOR-TRMR 200K 10% TKF SIDE-ADJ 17-T
73138
A4A9R66 2100-3054
6
1
RESISTOR-TRMR 50K 10% TKF SIDE-ADJ 17-TR
73138
A4A9R67 0698-0085
0
1
RESISTOR
2.61K
1%
.125W
TF TC=O+-100
19701
A4A9R68
0698-0085
0
1
RESISTOR
2.61K
1%
.125W
TF TC=O+-100
19701
A4A9R69 0698-3260
9
1
RESISTOR
4641:
1%
.125W
TF TC=O+-100
19701
A4A9R70*
0698-8826
3
1
RESISTOR
8251:
+-1%
.125W
TF TC=O+-100
19701
A4A9R71 0757-0199
3
1
RESISTOR
21.5K
+-1%
.125W
TF TC=O+-100
19701
A4A9R72*
0757-0467
8
1
RESISTOR 121K +-1%
.125W
TF TC=O+-100
19701
A4A9R74*
0757-0463
4
1
RESISTOR 82.51: +-1% .125W TF TC=O+-100 19701
A4A9R75
0698-3156
2
1
RESISTOR
14.7K
1%
.125W
TF TC=O+-100
19701
A4A9R76 0757-0465
6
1
RESISTOR
1OOK
+-1%
.125W
TF TC=O+-100
19701
A4A9R77 0757-0442
9
1
RESISTOR
10K
+-1%
.125W
TF TC=O+-100
19701
A4A9R78
0757-0280
3
1
RESISTOR
1K
+-1%
.125W
TF TC=O+-100
19701
A4A9R79 0757-0280
3
1
RESISTOR
1K
+-1%
.125W
TF TC=O+-100
19701
A4A9R80
0757-0280
3
1
RESISTOR
1K
+-1%
.125W
TF TC=O+-100
19701
A4A9R81 0757-0280
3
1
RESISTOR
1K
+-1X
.125W
TF TC=O+-100
19701
A4A9R82 0698-0084
9
1
RESISTOR
2.15K
1%
.125W
TF TC=O+-100
19701
A4A9TPl 1251-0600
0
1
CONNECTOR-SGL CONT PIN
1.14-MM-BSC-SZ
SQ
27264
A4A9TP2 1251-0600
0
1
CONNECTOR-SGL CONT PIN
1.14-MM-BSC-SZ
SQ
27264
A4A9Ul 1826-0990
0
1
IC OP AMP GP DUAL 8-DIP-C PKG 04713
A4A9U2 1820-0468
5
1
IC DCDR TTL BCD-TO-DEC
4-TO-lo-LINE
4-IN
01295
A4A9U3 1858-0076
0
1
TRANSISTOR ARRAY 14-PIN PLSTC TO-116
04713
A4A9U4 1858-0076
0
1
TRANSISTOR ARRAY 14-PIN PLSTC TO-116
04713
A4A9U5
1810-0277
3
1
NETWORK-RES
lo-SIP
2.2K
OHM X 9
91637
A4A9U6
1820-0468
5
1
IC DCDR TTL BCD-TO-DEC
4-TO-lo-LINE
4-IN
01295
A4A9U7 1820-1195
7
1
IC
FF TTL LS D-TYPE POS-EDGE-TRIG COM CL
01295
A4A9U8
1858-0077
1 1
TRANSISTOR ARRAY 14-PIN PLSTC TO-116
04713
A4A9U9 1820-0471
0
1
IC INV TTL HEX
I-INP
01295
A4A9UlO
1820-1196
8
1
IC
FF TTL LS D-TYPE POS-EDGE-TRIG COM CL
01295
A4A9Ull 1820-0468
5
1
IC
DCDR TTL BCD-TO-DEC 4-TO-lo-LINE 4-IN
01295
A4A9U12 1810-0280
8
1
NETWORK-RES
lo-SIP
lO.OK
OHM X 9
91637
A4A9U13 1820-1216
3
1
IC DCDR TTL LS
3-TO-8-LINE
3-INP 01295
A4A9U14
1820-1196
8
1
IC
FF TTL LS D-TYPE POS-EDGE-TRIG COM CL
01295
A4A9U15
1820-0471
0
1
IC INV TTL HEX l-INP 01295
A4A9U16
1858-0076
0
1
TRANSISTOR ARRAY 14-PIN PLSTC TO-116
04713
A4A9U17 1820-1196
8
1
IC FF TTL LS O-TYPE POS-EDGE-TRIG COM CL 01295
A4A9U18
1820-1196
8
1
IC FF TTL LS D-TYPE POS-EDGE-TRIG COM CL 01295
A4A9U19
1820-0471
0
1
IC INV TTL HEX l-INP 01295
Mfr Part
Number
SFR25H
SFR25H
SFR25H
SFR25H
89PRlOK
89PR50K
89PR200K
SFR25H
SFR25H
89PR200K
89PR50K
SFR25H
SFR25H
SFR25H
SFR25H
SFR25H
SFR25H
SFR25H
SFR25H
SFR25H
SFR25H
SFR25H
SFR25H
SFR25H
SFR25H
SFR25H
16-06-0034
16-06-0034
MC1458U
SN7445N
MPQ2907P
MPQ2907P
MSPlOAOl
SN7445N
SN74LS175N
MPQ2222P
SN7406N
SN74LS174N
SN7445N
MSPlOAOl
SN74LS138N
SN74LS174N
SN7406N
MPQ2907P
SN74LS174N
SN74LS174N
SN7406N
*Indicates
factory-selected
value
85662-60202
Parts List
Page 3 of 4

HP Part Number 85662-60202
A4A9 IF Control
Reference
HP
Part
Designatior Number
A4A9U20
1820-1196
A4A9U21 1820-2024
A4A9U22
1810-0280
A4A9VRl 1902-3203
A4A9VR2
1902-0041
A4A9Wl 8159-0005
A4A9W4
8159-0005
Qt
1
1
1
1
1
1
1
-
Description
IC FF TTL LS D-TYPE POS-EDGE-TRIG COM
Cl
0129t
IC DRVR TTL LS LINE DRVR OCTL
0129!
NETWORK-RES
lo-SIP
lO.OK
OHM X 9
91631
DIODE-ZNR
14.7V
5% DO-35
PD=.4W
0471:
DIODE-ZNR
5.11V
5% DO-35
PD=.4W
0471:
RESISTOR-ZERO OHMS 22 AWG LEAD DIA
5521C
RESISTOR-ZERO OHMS 22 AWG LEAD DIA
5521C
85662-60202 Parts List
Page 4 of 4
*Indicates factory-selected value
Mfr Mfr Part
Code Number
SN74LS174N
SN74LS244N
MSPlOAOl
L-2007-1
L-2007-1

HP Part Number 85662-60222
A4A9 IF Control
Reference HP Part C
Designation Number
D
A4A9 85662-60222
8
A4A9Cl 0160-4832
A4A9C3 0160-4832
A4A9C4
0160-4832
A4A9C5
0160-4832
A4A9C6
0160-4832
A4A9C7 0160-4832
A4A9C8
0160-4832
A4A9C9
0160-4832
A4A9ClO
0160-4832
A4A9Cll 0160-4832
A4A9C12 0160-4832
A4A9C13 0160-4832
A4A9C14 0160-4832
A4A9C15
0160-4822
A4A9C16
0160-4822
A4A9C17 0160-4822
2
A4A9C18
0160-4822
2
A4A9C19 0160-4832
4
A4A9C20
0180-0197 8
A4A9C21 0180-0197
8
A4A9C22 0180-0197
8
A4A9CR2 1901-0050
3
A4A9CR3 1901-0050
3
A4A9CR4 1901-0050
3
A4A9CR5
1901-0050
3
A4A9CR6
1901-0050
A4A9CR7 1901-0050
A4A9CR8
1901-0050
A4A9CR9 1901-0050
A4A9CRlO 1901-0050
A4A9CRll 1901-0050
A4A9CR12 1901-0050
A4A9CR13 1901-0050
A4A9CR14 1901-0050
A4A9CR15 1901-0050
A4A9CR16
1901-0050
A4A9CR17 1901-0050
A4A9CR18
1901-0050
A4A9CR19 1901-0050
A4A9CR20
1901-0050
A4A9CR21 1901-0050
A4A9CR22 1901-0050
A4A9CR23 1901-0050
A4A9CR24
1901-0050
A4A9CR25
1901-0050
3
3
3
3
3
3
3
3
3
3
3
3
3
3
3
3
3
3
3
3
Ql
-
1
1
1
1
1
1
1
Description
IF CONTROL BOARD ASSEMBLY
(SERIAL PREFIX: 2848A)
CAPACITOR-FXD
.OlUF
+-lo%
1OOVDC
CER
CAPACITOR-FXD
.OlUF
+-10x
1OOVDC
CER
CAPACITOR-FXD
.OlUF
+-10x
1OOVDC
CER
CAPACITOR-FXD
.OlUF
+-10x
1OOVDC
CER
CAPACITOR-FXD
.OlUF
+-lo%
1OOVDC
CER
CAPACITOR-FXD
.OlUF
+-lo%
1OOVDC
CER
04222
SAlOlC103KAAH
CAPACITOR-FXD
.OlUF
+-lo%
1OOVDC
CER
04222 SAlOlC103KAAH
CAPACITOR-FXD
.OlUF
+-lo%
1OOVDC
CER
04222
SAlOlC103KAAH
CAPACITOR-FXD
.OlUF
+-lo%
1OOVDC
CER
04222 SAlOlC103KAAH
CAPACITOR-FXD
.OlUF
+-lo%
1OOVDC
CER
04222 SAlOlC103KAAH
CAPACITOR-FXD
.OlUF
+-10x
1OOVDC
CER
04222
SAlOlC103KAAH
CAPACITOR-FXD
.OlUF
+-lo%
1OOVDC
CER
04222
SAlOlC103KAAH
CAPACITOR-FXD
.OlUF
+-lo%
1OOVDC
CER
04222 SAlOlC103KAAH
CAPACITOR-FXD
1OOOPF
+-5%
1OOVDC
CER
O+-
04222 SA201A102JAAH
CAPACITOR-FXD
1OOOPF
+-5x
1OOVDC
CER
O+-
04222
SA201A102JAAH
CAPACITOR-FXD
1OOOPF
+-5%
1OOVDC
CER
O+- 04222 SA201A102JAAH
CAPACITOR-FXD
1OOOPF
+-5%
1OOVDC
CER
O+-
04222 SA201A102JAAH
CAPACITOR-FXD
.OlUF
+-lo%
1OOVDC
CER
04222
SAlOlC103KAAH
CAPACITOR-FXD
2.2UF+-10%
ZOVDC
TA
56289 150D225X9020A2-DYS
CAPACITOR-FXD
2.2UF+-10%
POVDC
TA
56289 150D225X9020A2-DYS
CAPACITOR-FXD
2.2UF+-10%
ZOVDC
TA
56289 150D225X9020A2-DYS
DIODE-SWITCHING 80V 200MA 2NS DO-35
9N171 lN4150
DIODE-SWITCHING 80V 200MA 2NS DO-35
9N171 lN4150
DIODE-SWITCHING 80V 200MA 2NS DO-35
9N171 lN4150
DIODE-SWITCHING 80V 200MA 2NS DO-35
9N171 lN4150
DIODE-SWITCHING 80V 200MA 2NS DO-35
9N171 lN4150
DIODE-SWITCHING 80V 200MA 2NS DO-35
9N171 lN4150
DIODE-SWITCHING 80V 200MA 2NS DO-35
9N171 lN4150
DIODE-SWITCHING BOV 200MA 2NS DO-35
9N171 lN4150
DIODE-SWITCHING 80V 200MA 2NS DO-35
9N171 lN4150
DIODE-SWITCHING 80V 200MA 2NS DO-35
9N171 lN4150
DIODE-SWITCHING 80V 200MA 2NS DO-35
9N171 lN4150
DIODE-SWITCHING 80V
ZOOMA
2NS DO-35
9N171 lN4150
DIODE-SWITCHING 80V 200MA 2NS DO-35
9N171 lN4150
DIODE-SWITCHING 80V 200MA 2NS DO-35
9N171 lN4150
DIODE-SWITCHING 8DV 20DMA 2NS DO-35
9N171 lN4150
DIODE-SWITCHING 80V 200MA 2NS DO-35
9N171 lN4150
DIODE-SWITCHING 80V 200MA 2NS DO-35
9N171 lN4150
DIODE-SWITCHING 80V 200MA 2NS DO-35
9N171 lN4150
DIODE-SWITCHING 80V 200MA 2NS DO-35
9N171 lN4150
DIODE-SWITCHING 8DV 200MA 2NS DO-35
9N171 lN4150
DIODE-SWITCHING 80V 200MA 2NS DO-35
9N171 lN4150
DIODE-SWITCHING 8DV 200MA 2NS DO-35
9N171 lN4150
DIODE-SWITCHING 80V 200MA 2NS DO-35
9N171 lN4150
DIODE-SWITCHING 80V 200MA 2NS DO-35
9N171 lN4150
Mfr
Code
t
28480
04222
04222
04222
04222
04222
Mfr
Pat-l
Number
85662-60222
SAlOlC103KAAH
SAlOlC103KAAH
SAlOlC103KAAH
SAlOlC103KAAH
SAlOlC103KAAH
*Indicates factory-selected value
85662-60222 Parts List
Page 1 of 4

Reference
Designatior
A4A9CR26
A4A9CR27
A4A9CR28
A4A9CR29
A4A9CR30
HP Part
Number
c
0
1901-0050
1901-0050
1901-0050
1901-0050
1901-0050
A4A9MPl
A4A9MP2
A4A9MP3
A4A9MP4
A4A9MP5
0360-0124
3
0360-0124
3
0360-0124
3
0360-0124
3
A4A9MP6 0360-0124
3
A4A9MP7 0360-0124
3
A4A9MP8 0360-0124
3
A4A9MP9 0360-0124
3
A4A9MPlO 0360-0124
3
A4A9MPll 0360-0124
3
A4A9R3* 0757-0441
8
A4A9R6* 0698-3162
D
A4A9R7" 0757-0123
3
A4A9RlO* 0757-0440
7
A4A9Rl
l*
0698-3150
6
A4A9R14 0757-0442
9
A4A9R15 0698-0082
7
A4A9R16 0757-0424
7
A4A9R17 0757-0442
9
A4A9R18 3757-0317
A4A9R19 3757-0442
A4A9R23 3757-0419
A4A9R24 3757-0280
A4A9R25 3757-0438
A4A9R26 3757-0428
A4A9R29 3698-0085
A4A9R30 3757-0458
A4A9R32 1757-0289
A4A9R33 3698-3156
A4A9R34 1698-3437
A4A9R35 3757-0289
A4A9R36 1698-3156
A4A9R37 1698-3437
A4A9R38 1757-0442
A4A9R39 1757-0442
A4A9R40 1698-0085
A4A9R41 1757-0438
A4A9R42 1757-0444
A4A9R43 1698-0084
A4A9R44 1698-0084
A4A9R45 1698-3450
A4A9R46* 1757-0466
7
9
0
3
3
1
3
7
1
I
2
3
:
2
3
3
3
3
1
3
3
3
I
8566260222 Parts List
Page 2 of 4
-
It!
1
1
1
1
1
1
1
1
1
1
1
1
1
1
1
1
1
1
1
1
1
1
1
1
1
1
1
1
1
1
1
1
1
1
1
1
1
1
1
1
1
1
1
1
1
1
1
-
HP Part Number 85662-60222
A4A9
IF Control
Description Mfr
Mfr Part
Code Number
DIODE-SWITCHING 80V 200MA 2NS DO-35
9N171 lN4150
DIODE-SWITCHING 80V 200MA 2NS DO-35
9N171 lN4150
DIODE-SWITCHING 80V 200MA 2NS DO-35
9N171 lN4150
DIODE-SWITCHING 80V 200MA 2NS DO-35
9N171 lN4150
DIODE-SWITCHING 80V 200MA 2NS DO-35
9N171 lN4150
NOT ASSIGNED
CONNECTOR-SGL CONT PIN .04-IN-BSC-SZ RND
97300
CONNECTOR-SGL CONT PIN .04-IN-BSC-SZ RND
97300
CONNECTOR-SGL CONT PIN
.04-IN-BSC-SZ
RND
97300
CONNECTOR-SGL CONT PIN .04-IN-BSC-SZ RND
97300
CONNECTOR-SGL CONT PIN .04-IN-BSC-SZ RND
97300
ZONNECTOR-SGL
CONT PIN .04-IN-BSC-SZ RND
97300
ZONNECTOR-SGL
CONT PIN .04-IN-BSC-SZ RND
97300
:DNNECTOR-SGL
CONT PIN .04-IN-BSC-SZ RND
97300
:ONNECTOR-SGL
CONT PIN
.04-IN-BSC-SZ
RND
97300
:ONNECTOR-SGL
CONT PIN
.04-IN-BSC-SZ
RND
?ESISTOR
8.25K
+-1%
.125W
TF TC=O+-100
7ESISTOR
46.41: 1%
.125W
TF TC=O+-100
?ESISTOR
34.8K
+-1X
.125W
TF TC=O+-100
IESISTOR
7.5K
+-1%
.125W
TF TC=O+-100
IESISTOR
2.371: 1%
.125W
TF TC=O+-100
IESISTOR
10K
+-1%
.125W
TF TC=O+-100
CESISTOR
464 1%
.125W
TF TC=O+-100
ZESISTOR
l.lK
+-1X
.125W
TF TC=O+-100
tESISTOR
10K
+-1%
.125W
TF TC=D+-100
CESISTOR
1.33K
+-1%
.125W
TF TC=O+-100
CESISTOR
10K
+-1X
.125W
TF TC=O+-100
{ESISTOR
681
+-1X
.125W
TF TC=O+-100
lESISTOR
1K
+-1%
.125W
TF
TC=O+-100
lESISTOR
5.11K
+-1%
.125W
TF TC=O+-100
lESISTOR
1.62K
+-1X
.125W
TF TC=O+-100
lESISTOR
2.61K
1%
.125W
TF TC=O+-100
lESISTOR
51.1K
+-1X
.125W
TF
TC=O+-100
!ESISTOR
13.3K
+-1%
.125W
TF TC=O+-100
!ESISTOR
14.7K
1%
.125W
TF TC=O+-100
!ESISTOR
133 1%
.125W
TF TC=O+-100
!ESISTOR
13.3K
+-1X
.125W
TF TC=O+-100
!ESISTOR
14.7K
1%
.125W
TF TC=O+-100
!ESISTOR
133 1%
.125W
TF TC=O+-100
!ESISTOR
10K
+-1X
.125W
TF TC=O+-100
!ESISTOR
10K
+-1%
.125W
TF TC=O+-100
!ESISTOR
2.61K
1%
.125W
TF TC=O+-100
!ESISTOR
5.11K
+-1%
.125W
TF TC=O+-100
!ESISTOR
12.1K
+-1X
.125W
TF
TC=O+-100
!ESISTOR
2.15K
1%
.125W
TF TC=O+-100
!ESISTOR
2.15K
1%
.125W
TF TC=O+-100
:ESISTOR
42.2K
1%
.125W
TF TC=O+-100
:ESISTOR
1lOK
+-1X
.125W
TF TC=O+-100
97300
19701
19701
19701
19701
19701
19701
19701
19701
19701
19701
19701
19701
19701
19701
19701
19701
19701
19701
19701
19701
19701
19701
19701
19701
19701
19701
19701
19701
19701
19701
19701
19701
SFR25H
SFR25H
SFR25H
SFR25H
SFR25H
SFR25H
SFR25H
SFR25H
SFR25H
SFR25H
SFR25H
SFR25H
SFR25H
SFR25H
SFR25H
SFR25H
SFR25H
SFR25H
SFR25H
SFR25H
SFR25H
SFR25H
SFR25H
SFR25H
SFR25H
SFR25H
SFR25H
SFR25H
SFR25H
SFR25H
SFR25H
SFR25H
*Indicates factory-selected value

HP Part Number 85662-60222
A4A9
IF Control
Reference
HP Part C
Mfr Mfr Part
Designation
Number D
Qty
Description Code Number
A4A9R47
0698-3457 6 1
RESISTOR 316K 1%
.125W
TF TC=O+-100
19701
A4A9R48*
SFR25H
0698-3458 7 1
RESISTOR
3481:
1%
.125W
TF TC=O+-100
19701
SFR25H
A4A9R49
0698-3161 9 1
RESISTOR 38.3K 1%
.125W
TF TC=O+-100
19701
SFR25H
A4A9R50*
0757-0462 3 1
RESISTOR 75K +-1%
.125W
TF TC=O+-100
19701
SFR25H
A4A9R51
0757-0464 5 1
RESISTOR 90.9K +-1%
.125W
TF TC=O+-100
19701
SFR25H
A4A9R52"
0698-8960 6 1
RESISTOR 750K +-1%
.125W
TF TC=O+-100
19701
SFR25H
A4A9R53
0698-3449 6 1
RESISTOR
28.7K
1%
.125W
TF TC=O+-100
19701
SFR25H
A4A9R54
0757-0199 3 1
RESISTOR
21.5K
+-1%
.125W
TF TC=O+-100
19701
SFR25H
A4A9R55*
0757-0460 1 1
RESISTOR
61.9K
+-1X
.125W
TF TC=O+-100
19701
SFR25H
A4A9R56
0757-0460 1 1
RESISTOR 61.9K +-1%
.125W
TF TC=O+-100
19701
SFR25H
A4A9R57*
0698-3460 1 1
RESISTOR
4221:
1%
.125W
TF TC=O+-100
19701
SFR25H
A4A9R58
0698-3450 9 1
RESISTOR 42.2K 1%
.125W
TF TC=O+-100
19701
SFR25H
A4A9R59*
0698-8824 1 1
RESISTOR
5621:
+-1%
.125W
TF TC=O+-100
19701
SFR25H
A4A9R60
2100-3103 6 1
RESISTOR-TRMR
10K
10% TKF SIDE-ADJ
17-TR 73138 89PRlOK
A4A9R61
2100-3054 6 1
RESISTOR-TRMR 50K 10% TKF SIDE-ADJ
17-TR 73138 89PR50K
A4A9R62
2100-3162 7 1
RESISTOR-TRMR 200K 10% TKF SIDE-ADJ 17-T
73138
89PR200K
A4A9R63
0698-3437 2 1
RESISTOR 133 1%
.125W
TF TC=O+-100
19701
SFR25H
A4A9R64
0757-0289 2 1
RESISTOR
13.3K
+-1%
.125W
TF TC=O+-100
19701
SFR25H
A4A9R65
2100-3162 7 1
RESISTOR-TRMR 200K 10% TKF SIDE-ADJ 17-T
73138 89PR200K
A4A9R66
2100-3054 6 1
RESISTOR-TRMR 50K 10% TKF SIDE-ADJ
17-TR 73138 89PR50K
A4A9R67
0698-0085 0 1
RESISTOR 2.61K 1%
.125W
TF TC=O+-100
19701
SFR25H
A4A9R68
0698-0085 0 1
RESISTOR
2.61K
1%
.125W
TF TC=O+-100
19701
SFR25H
A4A9R69
0698-3260 9 1
RESISTOR
4641:
1%
.125W
TF TC=O+-100
19701
SFR25H
A4A9R70*
0698-8826 3 1
RESISTOR 825K +-1%
.125W
TF TC=O+-100
19701
SFR25H
A4A9R71
0757-0199 3 1
RESISTOR 21.5K +-1%
.125W
TF TC=O+-100
19701
SFR25H
A4A9R72*
0757-0467 8 1
RESISTOR 121K +-1%
.125W
TF TC=O+-100
19701
SFR25H
A4A9R74*
0757-0463 4 1
RESISTOR 82.51: +-1%
.125W
TF TC=O+-100
19701
SFR25H
A4A9R75
0698-3156 2 1
RESISTOR
14.7K
1%
.125W
TF TC=O+-100
19701
SFR25H
A4A9R76
0757-0465 6 1
RESISTOR
1OOK
+-1%
.125W
TF TC=O+-100
19701
SFR25H
A4A9R77
0757-0442 9 1
RESISTOR
10K
+-1X
.125W
TF TC=O+-100
19701
SFR25H
A4A9R78
0757-0280 3
1
RESISTOR
1K
+-1%
.125W
TF TC=O+-100
19701
SFR25H
A4A9R79
0757-0280 3 1
RESISTOR
1K
+-1%
.125W
TF TC=O+-100
19701
SFR25H
A4A9R80
0757-0280 3 1
RESISTOR
1K
+-1%
.125W
TF TC=O+-100
19701
SFR25H
A4A9R81
0757-0280 3 1
RESISTOR
1K
+-1%
.125W
TF TC=O+-100
19701
SFR25H
44A9R82
0698-0084 9 1
RESISTOR 2.15K 1%
.125W
TF TC=O+-100
19701
SFR25H
44A9R83*
0757-0438 3 1
RESISTOR
5.11K
+-1%
.125W
TF TC=O+-100
19701
SFR25H
44A9R84*
0757-0462 3 1
RESISTOR 75K +-1%
.125W
TF TC=O+-100
19701
SFR25H
14A9R85*
0757-0467 8 1
RESISTOR
121K
+-1X
.125W
TF TC=O+-100
19701
SFR25H
44A9R86*
0757-0289 2 1
RESISTOR
13.3K
+-1%
.125W
TF TC=O+-100
19701
SFR25H
14A9R87*
0757-0417 8 1
RESISTOR 562 +-1%
.125W
TF TC=O+-100
19701
SFR25H
14A9RTl
0837-0007 2 1
THERMISTOR DISC
lOK-OHM
TC=-4.4%/C-DEG
15801
JA41Jl
14A9RT2
0837-0380 4 1
THERMISTOR
TUB
WITH AXL LEADS SOK-OHM
MSC 503K
\4A9RT3
0837-0380 4 1
THERMISTOR TUB WITH AXL LEADS SOK-OHM
MSC 503K
\4A9RT4
0837-0007 2 1
THERMISTOR DISC
lOK-OHM
TC=-4.4%/C-DEG
15801
JA4lJl
\4A9RT5
0837-0393 9 1
THERMISTOR DISC SK-OHM
lDC502K-270-S
\4A9TPl
1251-0600 0 1
CONNECTOR-SGL CONT PIN 1.14~MM-BSC-SZ SQ
27264 16-06-0034
\4A9TP2
1251-0600 0 1
CONNECTOR-SGL CONT PIN 1.14-MM-BSC-SZ SQ
27264 16-06-0034
*Indicates
factoyselected
value
85662-60222
Parts List
Page 3 of 4

HP Part Number 85662-60222
A4A9
IF Control
Reference
HP
Part
C
Number D
Qty Description
Mfr
Mfr Part
Designation Code
Number
A4A9Ul 1826-0990
0
1
IC OP AMP GP DUAL 8-DIP-C PKG
04713
MC1458U
A4A9U2 1820-0468
5
1
IC DCDR TTL BCD-TO-DEC 4-TO-lo-LINE
4-IN 01295 SN7445N
A4A9U3 1858-0076
0
1
TRANSISTOR ARRAY 14-PIN PLSTC TO-116
04713
MPQ2907P
A4A9U4
1858-0076
0
1
TRANSISTOR ARRAY
14-PIN
PLSTC TO-116
04713 MPQ2907P
A4A9U5
1810-0277
3
1
NETWORK-RES
lo-SIP
2.2K
OHM X 9
91637 MSPlOAOl
A4A9U6
1820-0468
5
1
IC OCDR TTL BCD-TO-DEC 4-TO-lo-LINE
4-IN 01295 SN7445N
A4A9U7 1820-1195
7
1
IC FF TTL LS D-TYPE POS-EDGE-TRIG COM CL
01295 SN74LS175N
A4A9U8
1858-0077
1
1
TRANSISTOR ARRAY
14-PIN
PLSTC TO-116
04713
MPQ2222P
A4A9U9 1820-0471
0
1
IC INV TTL HEX
l-INP 01295 SN7406N
A4A9UlO
1820-1196
8
1
IC FF TTL LS D-TYPE POS-EDGE-TRIG COM CL
01295 SN74LS174N
A4A9Ull 1820-0468
5
1
IC DCDR TTL BCD-TO-DEC 4-TO-lo-LINE
4-IN 01295 SN7445N
A4A9U12
1810-0280
8
1
NETWORK-RES
lo-SIP
lO.OK
OHM X 9
91637 MSPlOAOl
A4A9U13
1820-1216
3
1
IC DCDR TTL LS 3-TO-8-LINE 3-INP
01295 SN74LS138N
A4A9U14
1820-1196
8
1
IC FF TTL LS D-TYPE POS-EDGE-TRIG COM CL
01295 SN74LS174N
A4A9U15
1820-0471
0
1
IC INV TTL HEX
I-INP 01295 SN7406N
A4A9U16
1858-0076
0
1
TRANSISTOR ARRAY 14-PIN PLSTC TO-116
04713
MPQ2907P
A4A9U17 1820-1196
8
1
IC FF TTL LS D-TYPE POS-EDGE-TRIG COM CL
01295 SN74LS174N
A4A9U18
1820-1196
8
1
IC FF TTL LS D-TYPE POS-EDGE-TRIG COM CL
01295 SN74LS174N
A4A9U19 1820-0471
0
1
IC INV TTL HEX
l-INP 01295 SN7406N
A4A9U20
1820-1196
8
1
IC FF TTL LS D-TYPE POS-EDGE-TRIG COM CL
01295 SN74LS174N
A4A9U21 1820-2024
3
1
IC DRVR TTL LS LINE DRVR OCTL
01295 SN74LS244N
A4A9U22 1810-0280
8
1
NETWORK-RES
lo-SIP
lO.OK
OHM X 9
91637 MSPlOAOl
A4A9VRl 1902-3203
6
1
DIODE-ZNR
14.7V
5% DO-35
PD=.4W 04713
A4A9VR2 1902-0041
4
1
DIODE-ZNR
5.11V
5% DO-35
PD=.4W 04713
A4A9Wl
8159-0005
0
1
RESISTOR-ZERO OHMS 22 AWG LEAD OIA
55210 L-2007-1
A4A9W4
8159-0005
0
1
RESISTOR-ZERO OHMS 22 AWG LEAD DIA
55210 L-2007-1
85662-60222 Parts List
Page4of4
*Indicates
factoyselected
value

I F-V I DE0
A4A9
IF
CONTROL
MOTHERBOARD
,A4A,o
,
I---
--------- IF-VIDEO
MOTHERBOARD
STEP GAIN
I I
I’
I
I
I
I
I
I
I
’
&I
INPUT
LATCHES
mo-10815
ATTENUATOR-
;~~~$DTH
/
/
5,
/
I I
I I
I
t
L
’
3MHz
’
BANDWIDTH
I FILTER
I
I
I
L
1
I
9
,
1
8
L
t
I
I
I
!-
I I
GBANDWIDTt
CONTROL
-I
II
0
”
I++
>
II
I I
t
VIDEO
PROCESSOR
I I
%;LIFIER-
DETECTOR
/Tim--7
tLOG/LlN
,
+-LG20
L---I
ADDRESS
DECODER
‘RO-AORS
IO
I
I
I
i
I
I
I
I
I
’
I
I
I
I
I
’
+15v
REGULATOR
A4A9 IF Control, Block Diagram

.
..4
(D
-0
:,
-A
(D
:
z,
-I
0
0
0
I
0
0
1
gyGJ
oo@
020 021
1
UlO
4
c24
UIf
::99
EEI
@FJB
Ja
pJ
a
c3
+
ICR(JI
Cl
+
CR7
CR6
RI
I
R2
Rl
R5
R7
I I
u2
d
I
I
010
Ic(2)
1
u15
q
m
i
Ic((
0
026 025
029 026
cm
027
El
CJpq
pq
IR68
R60
/3
MHz
R61
/1
MHz
R62
/300
KHz
1
*
/
2
h
\ R65
10
KHz
\~66
3
KHZ
A4A9 IF Control Component Locations, 85662-60147

Aa
(D
D
:,
A_
u)
:
4
(
,
,
,
1
,
J
a
0
0
0
0
0
0
0
0
0
0
0
0
L
I
0
0
-
1
0
0
0
0
0
0
0
0
0
0
0
0
0
0
0
0
n
:
1
i
U16
I
cl
u17
c20
+
R
c21
+
c22
+
I d
u7
I
I
(c4
0
a
TP2
/
3
kHz
R65
/
10
kHz
R62
-300
kHz
\R61
1 MHz
\ R60
3 MHz
\ ’
*
\
2
*
A4A9 IF Control Component Locations, 85662-60202

0
c
0
0
n
0
0
n
n
0
0
0
0
0
0
0
0
0
1
0
-
-
0
0
0
0
0
0
0
0
0
0
0
0
0
0
0
1
OCR28(
(R76
R63
El
R64
R75
pq
Ic8
pq
EEI
I
u15
m
m
I
U16
pq
m
pq
m
I
u19
m
gipq
Ip7T-l
Ic14]
Jz3
mp$
1
u9
Ic5
SEE
EXPLODED
VIEWS
\
2
*
1
UlO
4
lt6
p--q
Ic7
u12
I
R54 R45
R5.5
R46
CR23
m
R56
R47
R57
R48
I
A4A9 IF Control Component Locations, 85662-60222 (1 of 2)

EXPLODED VIEWS
CR2 R83 R3
RTl
R84
CR3
CR4
R85
R66
3
kHz
R65
10
kHz
R6
RT2
RT3
R7
CR5
R86 Rti7
R-60
iT5
dll
3 MHz
TOP VIEW
THERMISTORTHERMISTOR POSTPOST DIODEDIODE
POSTPOST
RESISTORRESISTOR
EXAMPLE OF COMPONENT LAYOUT, SIDE VIEWEXAMPLE OF COMPONENT LAYOUT, SIDE VIEW
A4A9
IF Control Component Locations, 85662.60222 (2 of 2)
A4A9
IF Control Component Locations, 85662.60222 (2 of 2)




HP Part Number 85662-60149
A4AlO IF-Video Motherboard
Description Mfr Mfr Part
Code Number
IF-VIDEO MOTHERBOARD ASSEMBLY
2848L
85662-60149
CAPACITOR-FXD
15UF+-10%
POVDC
TA
CAP-FXD
33uF
10
V TA
CAPACITOR-FXD
15UF+-10%
LOVDC
TA
CAPACITOR-FXD
.022UF
+-lo%
1OOVDC
CER
CAPACITOR-FXD
.022UF
+-lo%
1OOVDC
CER
56285
1500156X902082-DYS
56285
150D336X9010B2-DYS
56285
1500156X9020B2-DYS
04222
SA201C223KAAH
04222
SA201C223KAAH
CAPACITOR-FXD
.022UF
+-lo%
1OOVDC
CER
04222
SA201C223KAAH
CAPACITOR-FXD
.022UF
+-lo%
1OOVDC
CER
04222
SA201C223KAAH
CAPACITOR-FXO
.022UF
+-lo%
1OOVDC
CER
04222
SA201C223KAAH
CAPACITOR-FXD
.022UF
+-lo%
1OOVDC
CER
04222
SA201C223KAAH
CAPACITOR-FXD
.022UF
+-10X
1OOVDC
CER
04222
SA201C223KAAH
CAPACITOR-FXD
.022UF
+-lo%
1OOVDC
CER
04222
SA201C223KAAH
CAPACITOR-FXD
.022UF
+-lo%
1OOVDC
CER
04222
SA201C223KAAH
CAPACITOR-FXD
.OlUF
+-10X
1OOVDC
CER
04222
SAlOlC103KAAH
CAPACITOR-FXD
.022UF
+-lo%
1OOVDC
CER
04222
SA201C223KAAH
CAPACITOR-FXD
.OlUF
+-lo%
1OOVDC
CER
04222 SAlOlC103KAAH
CAPACITOR-FXD
.022UF
+-lo%
1OOVDC
CER
04222
SA201C223KAAH
CAPACITOR-FXD
.022UF
+-lo%
1OOVDC
CER
04222 SA201C223KAAH
CAPACITOR-FXD
.022UF
+-lo%
1OOVDC
CER
04222
SA201C223KAAH
CAPACITOR-FXD
1OOOPF
+-lo%
1OOVDC
CER
04222
SAlOlC102KAAH
CAPACITOR-FXD
1OOOPF
+-lo%
1OOVDC
CER
04222 SAlOlC102KAAH
CAPACITOR-FXD
1OOOPF
+-lo%
1OOVDC
CER
04222
SAlOlC102KAAH
CAPACITOR-FXD
1OOOPF
+-lo%
1OOVDC
CER
04222
SAlOlC102KAAH
ZAPACITOR-FXD
.OlUF
+-lo%
1OOVDC
CER
04222
SAlOlC103KAAH
:ONN-POST
TYPE
.lOO-PIN-SPCG
50-CONT 18873 68021-650
:ONN-POST
TYPE
.156-PIN-SPCG
6-CONT
27264 09-60-1061
TNDUCTOR
RF-CH-MLD
5.6UH
+-lo%
.166D-INX 99800 1537-30
INDUCTOR RF-CH-ML0
5.6UH
+-lo%
.166D-INX 99800 1537-30
[NDUCTOR RF-CH-ML0
5.6UH
+-lo%
.166D-INX 99800 1537-30
-1LTER
COIL BLUE
28480 08558-80011
:ILTER
COIL BLUE
28480 08558-80011
-1LTER
COIL BLUE
[NDUCTOR RF-CH-MLD
5.6UH
+-10X
.166D-INX
[NDUCTOR RF-CH-MLD
5.6UH
+-lo%
.166D-INX
INDUCTOR RF-CH-MLD
5.6UH
+-lo%
.166D-INX
[NDUCTOR RF-CH-MLD
5.6UH
+-lo%
.166D-INX
28480 08558-80011
99800 1537-30
99800 1537-30
99800 1537-30
99800 1537-30
[NDUCTOR RF-CH-ML0
5.6UH
+-lo%
.166D-INX 99800 1537-30
!NDUCTOR
RF-CH-ML0
5.6UH
+-lo%
.166D-INX 99800 1537-30
:NDUCTOR
RF-CH-MLD
5.6UH
+-10X
.166D-INX 99800 1537-30
:NDUCTOR
RF-CH-MLD
5.6UH
+-10X
.166D-INX 99800 1537-30
!ESISTOR
100 +-1%
.125W
TF TC=O+-100
19701
SFR25H
!ESISTOR
100 +-1%
.125W
TF TC=O+-100
!ESISTOR
100 +-1%
.125W
TF TC=O+-100
!ESISTOR
100 +-1%
.125W
TF TC=O+-100
:ONNECTOR-PC EDGE
6-CONT/ROW
P-ROWS
:ONNECTOR-PC EDGE
6-CONT/ROW
2-ROWS
:ONNECTOR-PC EDGE 6-CONT/ROW 2-ROWS
19701 SFR25H
19701 SFR25H
19701
SFR25H
26742 220-620-03
26742 220-620-03
26742 220-620-03
*Indicates
fizztory-selected
value
85662-60149
Parts List
Page 1 of 2
1
R4AlOCl 0180-1746
/
44AlOC2 0180-0229
i
44AlOC3 0180-1746
i
44AlOC4 0160-4833
i
44AlOC5 0160-4833
/
I
44AlOC6 0160-4833
I
I
44AlOC7
0160-4833
I
I
14AlOCB 0160-4833
I
/
\4Al
OC9 0160-4833
!
I
\4AlOClO 0160-4833
!
i
\4AlOCll
0160-4833
!
I
\4AlOC12
0160-4833
f
I
\4AlOC13
0160-4832
1
1
i4AlOC14
0160-4833
E
E
i4AlOC15
0160-4832
4
\4AlOC16
~4AlOC17
~4AlOC18
r4AlOC19
~4AlOC20
D160-4833
0160-4833
0160-4833
D160-4574
D160-4574
P
r4AlOC21
3160-4574
1
P
14AlOC22
3160-4574
1
A
,4AlOC23
3160-4832
4
A
i4AlOJl
1251-8432
2
A
,4AlOJ2
1251-3276
2
,4AlOLl
m4AlOL2
.4AlOL3
4AlOL4
4AlOL5
uoo-1618
1
)lOO-1618
1
~100-1618
1
18558-80011
6
18558-80011
6
A4AlOL6 18558-80011
6
A4AlOL7
~100-1618
1
A
4AlOL8
IlOO-1618
1
A4AlOL9
1100-1618
1
A4AlOLlO
1100-1618
1
A4AlOLll
~100-1618
A4AlOL12
IlOO-1618
A4AlOL13
1100-1618
A4AlOL14
IlOO-1618
A4AlORl
1757-0401
A4AlOR2
1757-0401
A'
4AlOR3
1757-0401
A'
4AlOR4
1757-0401
A,
4AlOA4XAlPl 251-0472
A'
4AlOA4XAlP2 251-0472
As
4AlOA4XA2Pl 251-0472
1
1
1
1
0
D
D
3
1
d
1
Reference
Designatior
A4AlO
HP Part
Number
85662-60149
I
,
-
M
1
1
1
1
1
1
1
1
1
1
1
1
1
1
1
1
1
1
1
1
1
1
1
1
1
1
1
1
1
1
1
1
1
1
1
1
1
1
1
1
1
1
1
1
1
1
1

HP Part Number 85662-60149
A4AlO IF-Video Motherboard
Reference
HP Part C
Designation
Number D
Oty Description Mfr
Mfr Part
Code Number
A4AlOA4XA2P2 1251-0472
4
1
CONNECTOR-PC EDGE
6-CONT/ROW
L-ROWS
44AlOA4XA3Pl 26742
220-620-03
1251-0472
4
1
CONNECTOR-PC EDGE
6-CONT/ROW
L-ROWS
26742
44AlOA4XA3P2 1251-0472
220-620-03
4
1
CONNECTOR-PC EDGE 6-CONT/ROW 2-ROWS
26742
44AlOA4XA4Pl
220-620-03
1251-0472
4
1
CONNECTOR-PC EDGE
6-CONT/ROW
2-ROWS
26742
220-620-03
14AlOA4XA4P2 1251-0472
4
1
CONNECTOR-PC EDGE
6-CONT/ROW
P-ROWS
26742
\4AlOA4XA5Pl
220-620-03
1251-0472 4
1
CONNECTOR-PC
EDGE
6-CONT/ROW
L-ROWS
26742
\4AlOA4XA5P2
220-620-03
1251-2034
8
1
CONNECTOR-PC EDGE IO-CONT/ROW 2-ROWS
\4AlOA4XA6AlPl 1251-0472
SCMlOD/7-1HP
4
1
CONNECTOR-PC EDGE 6-CONT/ROW 2-ROWS
26742
\4AlOA4XA6A2Pl
220-620-03
1251-0472
4
1
CONNECTOR-PC EDGE
6-CONT/ROW
L-ROWS
26742
220-620-03
14AlOA4XA7Pl 1251-0472
4
1
CONNECTOR-PC EDGE
6-CONT/ROW
L-ROWS
26742
220-620-03
14AlOA4XA7P2 1251-0472
4
1
CONNECTOR-PC EDGE
6-CONT/ROW
2-ROWS
26742
14AlOA4XA8Pl
220-620-03
1251-0472 4
1
CONNECTOR-PC EDGE
6-CONT/ROW
2-ROWS
26742
220-620-03
i4AlOA4XA8P2
1251-0472 4
1
CONNECTOR-PC
EDGE
6-CONT/ROW
2-ROWS
26742
,4AlOA4XA9Pl
220-620-03
1251-2026
8
1 CONNECTOR-PC
EDGE
18-CONT/ROW
2-ROWS
SCMl80/7-1HP
\4AlOA4XA9P2 1251-2026 8
1
CONNECTOR-PC EDGE
18-CONT/ROW
2-ROWS
SCM18D/7-1HP
8566240149 Parts List
Page 2 of 2
*Indicales
factory-selected value

1
A4XAlP2
1
[AIXAlPI]
(
A4XAZP2
1
1
A4XAZPl
(
A4XASP2 /
AIXASPl
1
IL3
m
m
A4XA6AZPl A4XA6ATPl
I1
I.10
I.11
p
CT4
Cl5
1
A4XA7P2
]
1
A4XA7Pl
1
[L141m
El
$-cEq””
=+,
HEj
lLll
A4XA9P
1
A4AlO
IF-Video Motherboard Component Locations, 85662-60149


Options
The HP 85662A IF-Display Section has several options that may be ordered. Each option is
listed below with a brief description of the option and the changes to the IF-Display Section.
Three of these options (Option 067, Option H96, and Option 462) require substantial printed
circuit board changes and have separate sections in this manual. The PC board changes of
these options are documented either behind the tab for the assembly that changed or behind
the tab for the option that requires a PC board change. Parts lists for option assemblies are
located behind the tab of that option. Component locations and schematic diagrams for
option assemblies are incorporated onto the component location or schematic diagram of the
standard version where possible. However, many instances require that an option assembly
have its own component location or schematic diagram. These versions of the component
location or schematic diagram are located behind the tab for that option.
List
of
Options
Option 067
HP 8567A Spectrum Analyzer
This option has a minimum resolution bandwidth of 1
kHz.
Refer to the Hewlett-Packard
Test and Measurement Catalog for additional information regarding the HP 85678 Spectrum
Analyzer.
The following assemblies have changed for this option.
A4A5 Step Gain
A4A6 Output Driver/Input Buffer
A4A7
3 MHz Bandwidth Filter
A4A9
IF Control
Option H96
HP 8568B Option E96 and HP 8568B Option E44 Spectrum Analyzer
This option does not have 10 Hz and 3 MHz Resolution Bandwidths.
The following assemblies have changed for this option.
A4A7
3 MHz Bandwidth Filter
A4A9
IF Control
Options 1

Option 462
HP 8566B Option 462 and HP 8568B Option 462 Spectrum Analyzers
This option is the Impulse Bandwidth/6
dB
Bandwidth option. Resolution bandwidths from
1
kHz
through 3 MHz are impulse bandwidths. Resolution bandwidths from 10 Hz through
300 Hz are 6 db bandwidths.
The following assemblies have changed for this option.
A4A4
Bandwidth Filter
A4A7
3 MHz Bandwidth Filter
A4A8
Attenuator-Bandwidth Filter
A4A9 IF Control
Option 400
This option allows for operation using a 400 Hz line frequency. The rear panel fan is changed
and a printed circuit board assembly with a start-up capacitor is added for this option.
Other Options
Option 010
-
Rack Mount Slide Kit
This option supplies the necessary hardware and installation instructions for mounting an
instrument on slides into a rack of 482.6 mm (19 inch) spacing. The heavy-duty slides are
designed specifically to support the weight of this spectrum analyzer. Option 010 is also
available as a kit (HP part number 5062-6407).
Option 080
-
Information Cards in Japanese
This option provides information cards for the tray beneath the RF Section in the Japanese
language.
Option 081
-
Information Cards in French
This option provides information cards for the tray beneath the RF Section in the French
language.
Option 908
-
Rack Flange Kit (without handles)
This option supplies the necessary hardware and installation instructions for mounting an
instrument, without handles, into a rack of 482.6 mm (19 inch) spacing. Option 908 is also
available as a kit (HP part number 5062-3986).
Option 913
-
Rack Flange Kit (with handles)
This option supplies the necessary hardware and installation instructions for mounting an
instrument, with handles, into a rack of 482.2 mm (19 inch) spacing. Option 913 is also
available as a kit (HP part number 5062-3986).
2 Options

Option 067
HP 85662A Option 067 is the IF-Display Section that is used with the HP 8567A
Spectrum Analyzer. This option has a minimum resolution bandwidth of 1
kHz.
Refer to
Hewlett-Packard Test and Measurement Catalog for additional information regarding the
HP 8567A Spectrum Analyzer.
Option
067
Assemblies
The following Option 067 assemblies are covered in this manual:
A4A5 Step Gain (85662-60172)
A4A6
Output Driver/Input Buffer (85662-60177)
A4A7
3 MHz Bandwidth Filter (Not included with Option 067)
A4A9
IF Control
(85662-60169,85662-60200,85662-60224)
A4A5
Step Gain (85662-60172)
The parts list, the component locations, and the schematic diagram for this assembly are
located in this section.
A4A6
Output Driver/Input Buffer (85662-60177)
This assembly includes the
A4A6Al
Input Buffer (85662-60171) and the
A4A6A2
Output
Driver (85662-60170). The parts list, the block diagram, and the schematic diagram for the
A4A6 assembly are located in this section. The circuit descriptions, the parts lists, and the
component locations for the
A4A6Al
and the A4A6A2 are also located in this section.
A4A7
3 MHz Bandwidth Filter
The
A4A7
3 MHz Bandwidth Filter assembly is not used in the Option 067 IF-Display
Section.
A4A9
IF Control (85662-60169,
85662-60200,85662-60224)
This assembly has three versions. Troubleshooting tables for the Option 067
A4A9
versions
are located in this section. The parts lists and the component locations for each version are
located in this section. The schematic diagram for 85662-60169 is also located in this section.
The schematic diagram for the 85662-60200 and the schematic diagram for 85662-60224 are
located in the
A4A9
section of this manual.
Option 067 1

A4A6Al
Input Buffer, Circuit Description
Input Buffer @
The input buffer has about 6
dB
of gain to compensate for the loss incurred by the output
driver in
A4A6A2,
which converts the 21.4 MHz IF signal into a
500
system.
A4A6A2
Output Driver, Circuit Description
Output Driver @
The 21.4 MHz IF signal goes to the output driver, where it is converted to a
50R
system
(6
dB
loss) and sent to
A4A6Al.
2 Option 067

Tables 1 through 8 provide information that is useful in troubleshooting the A4A9 IF Control
Assembly.
Table 1. 0.0 to -1.9
dB
Control Truth Table
(Levels at Output of Latch U20)*
Table 2.
0 to -9
dB
Control Truth Table
(Levels at Output of Latches U18 and U20)*
Table 3. Resolution Bandwidth Truth Table
Option 067 3

Table 4. Video Bandwidth Truth Table
Table 5. 10
dB
Gain Step Truth Table
(Levels at Output of Latches
UlO
and
Ul7)*
H
n/a
IHHHHH
H
Lin
H H H H
I
HlHjH
I
I
n/a
II
I
I
H H H
Log
Lin
hi
4
I
H H H H
H H H H H
n/a
HHH
I
I
I
I
IHIHI
H
I
H
I
Lin
I
I
I
I
!
1
!
! !
All
RBWs
SG20-2
OS10
os20-1
os20-2
LGlO
I
Lin
1
I
IIII
IHI
LG20
J-4
Lin
H H
Input attenuation setting at 0 dB; shift attenuator (for extended ranges).
* Latches
US
and
U9
on early version of
A4A9
IF Control.
I
n/a
4 Option 067

Table 6. Bandwidth Control Lines
(All Voltages Approximate)
Resolution
Bandwidth Control
Links
3 MHz +14.8 V -14.0 V -14.0 V
+9.7
V
IIII
1
MHz
+14.8 V -14.0 V -14.0 V
+13.1
V
300
kHz
+14.8 V-14.0 V-14.0 V+14.1 V
100 kHz
+14.8 V-14.0 V-14.0 V+14.5
V
30
kHz
-0.6 V +14.3 V +14.3 V +14.3 V
10
kHz
-0.6 V
+9.3
V
+9.3
V +14.3 V
3
kHz
-0.6 V
+9.0
V
+g.o
v
+14.3 V
1
kHz
-0.6
v
+8.4
V
+8.4
V +14.3 V
Table 7. Address Line Truth Table
ki
Table 8. Log Expand Truth Table
Option 067 5

HP Part Number
85662.60172
A4A5 Step Gain
Reference
I
HP Part
Designation Number
A4A5
85662-60172
7 1 BOARD ASSEMBLY, STEP GAIN (OPTION 067)
28480 85662-60172
A4A5C3 0160-4832
4 1
CAPACITOR-FXD
.OlUF
+-lo%
1OOVDC
CER
04222
SAlOlC103KAAH
A4ASC4 0180-0197
8 1
CAPACITOR-FXD
2.2UF+-10%
POVDC
TA
56289 150D225X9020A2-DYS
A4A5C24 0160-4832
4
1
CAPACITOR-FXD
.OlUF
+-lo%
1OOVDC
CER
04222
SA201C223KAAH
A4A5C25
0160-4833
5 1
CAPACITOR-FXD
.022UF
+-lo%
1OOVDC
CER
04222
SA201C223KAAH
A4A5C26
0160-4832
4 1
CAPACITOR-FXD
.OlUF
+-lo%
1OOVDC
CER
04222
SAlOlClD3KAAH
A4A5C27 0160-4832
4 1
CAPACITOR-FXD
.OlUF
+-lo%
1OOVDC
CER
04222
A4A5C28 0160-4832
4 1
CAPACITOR-FXD
.OlUF
+-lo%
1OOVDC
CER
04222
A4A5C29 0160-4832
4 1
CAPACITOR-FXD
.OlUF
+-IO%
1OOVDC
CER
04222
A4A5C31 0160-4832
4 1
CAPACITOR-FXD
.OlUF
+-lo%
1OOVDC
CER
04222
A4A5C32 0160-2252
8
1
CAPACITOR-FXD
6.2pF
500 V
52763
SAlOlC103KAAH
SAlOlClD3KAAH
SAlOlClD3KAAH
SAlOlC103KAAH
A4A5C33 0160-4832
4 1
CAPACITOR-FXD
.OlUF
+-IO% IOOVDC CER
04222
A4A5C34 0160-4832
4 1
CAPACITOR-FXD
.OlUF
+-10X
1OOVDC
CER
04222
A4A5C35
0160-4832
4 1
CAPACITOR-FXD
.OlUF
+-10x
1OOVDC
CER
04222
A4ASC36
0160-4832
4 1
CAPACITOR-FXD
.OlUF
+-lo%
1OOVDC
CER
04222
A4ASC37 0160-2244
8 1
CAPACITOR-FXD 3pF 500 V
52763
SAlOlC103KAAH
SAlOlC103KAAH
SAlOlC103KAAH
SAlOlC103KAAH
A4A5C38 0160-4832
4
1
CAPACITOR-FXD
.OlUF
+-10X
1OOVDC
CER
04222 SAlOlC103KAAH
A4ASC39 0160-4832
4 1
CAPACITOR-FXD
.OlUF
+-lo%
1OOVDC
CER
04222
SAlOlC103KAAH
A4A5C40
0160-4832
4 1
CAPACITOR-FXD
.OlUF
+-lo%
1OOVDC
CER
04222
SAlOlC103KAAH
A4A5C41 0160-4832
4 1
CAPACITOR-FXD
.OlUF
+-lo%
1OOVDC
CER
04222
SAlOlC103KAAH
A4A5C42
0160-4832
4 1
CAPACITOR-FXD
.OlUF
+-lo%
1OOVDC
CER
04222
SAlOlC103KAAH
A4A5C44 0160-4832
4 1
CAPACITOR-FXD
.OlUF
+-lo%
1OOVDC
CER
04222
A4A5C45
0160-2244
8 1
CAPACITOR-FXD 3pF 500 V
52763
A4A5C46
0180-0197
8 1
CAPACITOR-FXD 2.2UF+-10% 20VDC TA
56289
A4A5C47 0160-4832
4 1
CAPACITOR-FXD
.OlUF
+-lo%
1OOVDC
CER
04222
A4A5C48 0160-4832
4 1
CAPACITOR-FXD
.OlUF
+-lo%
1OOVDC
CER
04222
SAlOlC103KAAH
1500225X9020A2-DYS
SAlOlClOJKAAH
SAlOlC103KAAH
A4ASC49 0160-4832
A4A5C50
0160-4832
A4ASC51 0160-4832
A4A5C52 0160-4832
A4ASC53 0160-4832
CAPACITOR-FXD
.OlUF
+-10x
1OOVDC
CER
04222
SAlOlC103KAAH
CAPACITOR-FXD .OlUF +-lo%
1OOVDC
CER
04222 SAlOlC103KAAH
CAPACITOR-FXD
.OlUF
+-10x IOOVDC CER
04222 SAlOlC103KAAH
CAPACITOR-FXD
.OlUF
+-10X
1OOVDC
CER
04222
SAlOlC103KAAH
CAPACITOR-FXD
.OlUF
+-IO%
1OOVDC
CER
04222
SAlOlC103KAAH
A4ASC54 0160-4832
A4A5C55
0160-4832
A4A5C56
0160-4832
A4A5C57 0160-4832
A4A5C58
0160-4832
A4A5C59 0160-4832
A4A5C61 0160-4832
A4ASC62 0160-4832
A4A5C63 0160-4832
A4ASCR2 1901-0040
CAPACITOR-FXD
.OlUF
+-lo%
1OOVDC
CER
04222
CAPACITOR-FXD
.OlUF
+-lo% IOOVDC CER
04222
CAPACITOR-FXD
.OlUF
+-IO% IOOVDC CER
04222
CAPACITOR-FXD
.OlUF
+-lo%
1OOVDC
CER
04222
DIODE-SWITCHING 30V 50MA 2NS DO-35
71468
SAlOlC103KMH
SAlOlC103KAAH
SAlOlClD3KAAH
SAlOlC103KMH
A4A5CR3 1901-0040
A4A5CR4 1901-0040
A4A5CR5
1901-1070
A4ASCR6
1901-1070
A4A5CR7 1901-1070
A4A5CR8
1901-1117
4 1
4
1
4 1
4 1
4 1
4 1
4 1
4 1
4 1
4 1
4 1
4 1
4 1
4 1
1
I
1 1
1 1
9 1
9 1
9
1
5 1
CAPACITOR-FXD
.OlUF
+-lo%
1OOVDC
CER
04222
SAlOlC103KAAH
CAPACITOR-FXD
.OlUF
+-lo%
1OOVDC
CER
04222 SAlDlC103KAAH
CAPACITOR-FXD
.OlUF
+-lo%
1DOVDC
CER
04222
SAlOlC103KMH
CAPACITOR-FXD .DlUF +-lo%
1OOVDC
CER
04222 SAlOlC103KAAH
CAPACITOR-FXD
.OlUF
+-IO%
1OOVDC
CER
04222
SAlOlC103KAAH
DIODE-SWITCHING 30V 50MA 2NS DO-35
71468
DIODE-SWITCHING 30V 50MA 2NS DO-35
71468
DIODE-PIN
IlOV 28480
DIODE-PIN
IlOV 28480
DIODE-PIN
1lOV 28480
DIODE-SWITCHING 30V
2#627 lSS135
Description Mfr
Mfr
Part
Code Number
*Indicates factory-selected value
8566240172 Parts List
Page
1
of 4

Reference
Designation HP Part
Number
C
c
A4A5CR9
A4A5CRlO
A4A5CRll
A4A5E6
1901-1117
1901-1117
1901-1070
9170-0029
A4A5E7
A4A5E8
A4A5ElO
A4A5Ell
A4A5E12
9170-0029
9170-0029
9170-0029
9170-0029
9170-0029
A4A5El3 9170-0029
3
A4A5E14
9170-0029
3
A4A5E15 9170-0029
3
A4A5E16 9170-0029
3
A4A5L2 9140-0158
6
A4A5L3 9100-1618
1
A4A5L4 9100-1618
1
A4A5L6 9100-1618
1
A4A5LlO 9100-1624
9
A4A5Lll 9100-1624
9
A4A5L12 9100-1624
9
A4A5L13 9100-1624
9
A4A5L14 9100-1624
9
A4A5MPl
6960-0016
0
A4ASMP2 85662-20148
3
A4A5MP3
A4A5MP4
A4A5MP5
A4A5Ql
A4A5Q2
86701-40001
9
2200-0101
0
1854-0345
8
1853-0015
7
A4A5Q3
A4A5Q4
A4A5Q5
A4A5Q6
A4A5Q7
1854-0345
8
1853-0015
7
1854-0345
8
1853-0015
7
1854-0404
0
A4A5Q14
1854-0994
3
A4A5Q15
1854-0994
3
A4A5Q16
1854-0019
3
A4A5Ql7
1854-0994
3
A4A5Rl 0698-0084
9
A4A5R2
A4ASR3
A4A5R4
A4A5R5
A4A5R27
2100-3103
6
0757-0440
7
0757-0458
7
0757-0288
1
0757-0290
5
A4A5R28
A4A5R29
A4A5R31
44A5R32
0698-3444
1
D7':-'3276
7
3: .
“‘?80
3
a,.:36
I
85662-60172 Parts List
Page 2 of 4
w
-
1
1
1
1
1
1
1
1
1
1
1
1
1
1
1
1
1
1
1
1
1
1
1
1
1
1
1
1
1
1
1
1
1
1
1
1
1
1
1
1
1
1
1
1
1
1
1
HP Part Number 85662-60172
A4AS
Step Gain
Description
Mfr
Mfr Part
Code
Number
DIODE-SWITCHING 30V
DIODE-SWITCHING 30V
DIODE-PIN
1lOV
CORE-SHIELDING BEAD
2M627
2M627
28480
02114
lSS135
lSS135
56-590-65A2/4A
CORE-SHIELDING BEAD
02114
56-590-65A2/4A
CORE-SHIELDING BEAD
02114
56-590-65A2/4A
CORE-SHIELDING BEAD
02114
56-590-65A2/4A
CORE-SHIELDING BEAD
02114
56-590-65A2/4A
CORE-SHIELDING BEAD
02114
56-590-65A2/4A
CORE-SHIELDING BEAD
CORE-SHIELDING BEAD
CORE-SHIELDING BEAD
CORE-SHIELDING BEAD
INDUCTOR RF-CH-MLD
1UH
+-lo%
.105D-INX.2
02114
56-59D-65A2/4A
02114
56-59D-65A2/4A
02114
56-590-65A2/4A
02114
56-59D-65A2/4A
32159 lA1002M
+-lo%
INDUCTOR RF-CH-MLD
5.6UH
+-lo%
.166D-INX
99800
INDUCTOR RF-CH-MLD
5.6UH
+-lo%
.1660-INX
99800
INDUCTOR RF-CH-ML0
5.6UH
+-lo%
.166D-INX 99800
INDUCTOR RF-CH-MLD 30UH +-5%
.166D-INX.3 99800
INDUCTOR RF-CH-MLD 30UH +-5%
.166D-INX.3
99800
1537-30
1537-30
1537-30
1537-50
1537-50
INDUCTOR RF-CH-MLD 30UH +-5%
.166D-INX.3 99800 1537-50
INDUCTOR RF-CH-MLD 3DUH +-5%
.166D-INX.3 99800 1537-50
INDUCTOR RF-CH-MLD 30UH +-5%
.166D-INX.3 99800 1537-50
PLUG-HOLE TR-HD FOR
.125-D-HOLE
NYL
02768 207-080501-01-0101
COVER STEP GAIN
28480 85662-20148
EXTRACTOR PC
NOT ASSIGNED 28480 86701-40001
SCREW-MACH 4-40
.188-IN-LG
PAN-HD-POZI
77250
TRANSISTOR NPN
2N5179
SI TO-72 PD=200MW
04713
TRANSISTOR PNP SI
PD=200MW
FT=SOOMHZ 04713 2N5179
TRANSISTOR NPN 215179 SI TO-72 PD=200MW
04713
TRANSISTOR PNP SI
PD=2OOMW
FT=SOOMHZ 04713
TRANSISTOR NPN 215179 SI TO-72 PD=20DMW
04713
TRANSISTOR PNP SI
PD=200MW
FT=500MHZ 04713
TRANSISTOR NPN SI TO-18 PD=360MW
04713
215179
2N5179
TRANSISTOR NPN SI TO-72 PD=200MW
TRANSISTOR NPN SI TO-72 PD=200MW
TRANSISTOR NPN SI TO-18
PD=360MW
TRANSISTOR NPN SI TO-72
PD=ZOOMW
RESISTOR
2.15K
1%
.125W
TF
TC=O+-100
04713
04713
04713
04713
19701
2#5179( SEL
2N5179(SEL
2N5179(SEL
SFR25H
RESISTOR-TRMR
10K
10% TKF SIDE-ADJ 17-TR
73138
89PRlOK
RESISTOR
7.5K
+-1X
.125W
TF TC=O+-100
19701 SFR25H
RESISTOR 51.1K +-I%
.125W
TF TC=O+-100
19701 SFR25H
RESISTOR 9.09K +-1%
.125W
TF TC=O+-100
19701 SFR25H
RESISTOR 6.19K +-1%
.125W
TF TC=O+-100
19701 SFR25H
RESISTOR 316 1%
.125W
TF TC=O+-100
19701 SFR25H
RESISTOR 61.9 +-1%
.125W
TF TC=O+-100
19701 SFR25H
RESISTOR
IK
+-1X
.125W
TF TC=O+-100
19701 SFR25H
LESISTOR-TRMR
SK
10% TKF SIDE-ADJ
17-TRN 73138
89PR5K
*Indicates facto y-selected value

HP Part Number 85662-60172
A4AS
Step Gain
Description
Mfr
Mfr Part
Code
Number
RESISTOR-TRMR
1M
20% TKF SIDE-ADJ
17-TRI
73131
89PRlM
RESISTOR
1OOK
+-I%
.125W
TF TC=O+-100
1970:
SFR25H
RESISTOR 261 1%
.125W
TF TC=O+-100
1970:
SFR25H
RESISTOR
1K
+-1%
.125W
TF TC=O+-100
1970:
SFR25H
RESISTOR 61.9 +-1%
.125W
TF TC=O+-100
1970:
SFR25H
RESISTOR 100 +-1%
.125W
TF TC=O+-100
1970:
SFR25H
RESISTOR
6.19K
+-1%
.125W
TF TC=O+-100
19701
SFR25H
RESISTOR 316 1%
.125W
TF TC=O+-100
19701
SFR25H
RESISTOR 46.4 1%
.125W
TF TC=O+-100
19701
SFR25H
RESISTOR 464K 1%
.125W
TF TC=O+-100
19701
SFR25H
RESISTOR
1K
+-1%
.125W
TF TC=O+-100
19701
SFR25H
RESISTOR-TRMR 5K 10% TKF SIDE-ADJ 17-TRN
7313E
89PR5K
?ESISTOR
1K
+-I%
.125W
TF TC=O+-100
19701
SFR25H
3ESISTOR
750 +-1%
.125W
TF TC=O+-100
19701
SFR25H
?ESISTOR
61.9 +-1%
.125W
TF TC=O+-100
19701
SFR25H
7ESISTOR
46.4 1%
.125W
TF TC=O+-100
19701
SFR25H
?ESISTOR
6.19K
+-1%
.125W
TF TC=O+-100
19701
SFR25H
ZESISTOR
316 1%
.125W
TF TC=O+-100
19701
SFR25H
IESISTOR-TRMR
20K
10% TKF SIDE-ADJ 17-TR
73138
89PR20K
ZESISTOR
4641:
1%
.125W
TF TC=O+-100
19701
SFR25H
ZESISTOR
1K
+-1%
.125W
TF TC=O+-100
19701
SFR25H
IESISTOR-TRMR 5K 10% TKF SIDE-ADJ 17-TRN 73138 89PR5K
lESISTOR
750 +-1%
.125W
TF TC=O+-100
19701
SFR25H
lESISTOR
1K
+-1%
.125W
TF TC=O+-100
19701 SFR25H
lE.SISTOR
2.15K
1%
.125W
TF TC=O+-100
19701
SFR25H
lESISTOR
464K 1%
.125W
TF TC=O+-100
19701 SFR25H
lESISTOR
121 +-1%
.125W
TF TC=O+-100
19701
SFR25H
1ESISTOR
1.96K
1%
.125W
TF TC=O+-100
19701
SFR25H
LESISTOR 75 +-1%
.125W
TF TC=O+-100
19701 SFR25H
!ESISTOR
IK
+-1%
.125W
TF TC=O+-100
19701
SFR25H
!ESISTOR
10K
+-1X
.125W
TF TC=O+-100
19701
SFR25H
!ESISTOR
10K
+-I%
.125W
TF TC=O+-100
19701 SFR25H
!ESISTOR
2.15K
1%
.125W
TF TC=O+-100
19701
SFR25H
!ESISTOR
4641:
1%
.125W
TF
TC=O+-100
19701
SFR25H
!ESISTDR
56.2 +-1%
.125W
TF TC=O+-100
19701 SFR25H
!ESISTOR
681 +-1%
.125W
TF TC=O+-100
19701
SFR25H
:ESISTOR
100 +-1%
.125W
TF TC=O+-100
19701 SFR25H
:ESISTOR
1K
+-1%
.125W
TF TC=O+-100
19701
SFR25H
rESISTOR
2.15K
1%
.125W
TF TC=O+-100
19701
SFR25H
:ESISTOR
464K 1%
.125W
TF TC=O+-100
19701
SFR25H
.ESISTOR
38.3 1%
.125W
TF TC=O+-100
19701
SFR25H
ESISTOR 287 1%
.125W
TF TC=O+-100
ESISTOR 147 1%
.125W
TF TC=O+-100
ESISTOR
1.33K
+-1%
.125W
TF TC=O+-100
ESISTOR
1K
+-1%
.125W
TF TC=O+-100
ESISTOR
10K
+-1%
.125W
TF TC=O+-100
ESISTOR
IK
+-1%
.125W
TF TC=O+-100
19701
SFR25H
19701
SFR25H
19701
SFR25H
19701
SFR25H
19701
SFR25H
19701
SFR25H
*Indicates factoy-selected value
85662-60172 Parts List
Page 3 of 4
Reference
Designatior
HP Part
Number
i
c
A4A5R33
2100-3163
I
A4A5R34 0757-0465
t
A4A5R35
0698-3132
1
A4A5R36
0757-0280
:
A4A5R37 0757-0276
j
A4A5R38
0757-0401
(
A4A5R39 0757-0290
c
A4ASR40
0698-3444
;
A4A5R41 0698-4037
I
A4A5R42
0698-3260
E
A4ASR43 0757-0280
3
A4A5R44
2100-3056
e
A4A5R45
0757-0280
3
A4A5R46
0757-0420
3
A4A5R47
0757-0276
7
A4A5R48
0698-4037
0
A4A5R49
3757-0290
5
A4A5R5D
3698-3444
1
A4A5R51 !lOO-3161
6
A4A5R52
3698-3260
9
A4A5R53
3757-0280
3
A4A5R54
!lOO-3056
8
A4A5R55
1757-0420
3
A4A5R56
1757-0280
3
A4A5R59
1698-0084
9
A4A5R60
1698-3260
9
A4A5R61
1757-0403
A4A5R62*
1698-0083
A4A5R63
1757-0398
A4A5R64
)757-0280
A4A5R65
1757-0442
A4A5R66
1757-0442
A4A5R67
1698-0084
A4A5R68
1698-3260
A4A5R69
1757-0395
A4A5R70*
1757-0419
R4A5R71
1757-0401
94A5R80
1757-0280
R4A5R83
1698-0084
44A5R84
1698-3260
44A5R85
1698-3435
94A5R86*
1698-3443
44A5R87
1698-3438
44A5R88
1757-0317
44A5R89
1757-0280
44A5R90
1757-0442
\4A5R91 1757-0280
2
B
4
3
3
3
3
3
1
3
3
3
3
3
I
1
s
7
5
3
1
-
at
1
1
1
1
1
1
1
1
1
1
1
1
1
1
1
1
1
1
1
1
1
1
1
1
1
1
1
1
1
1
1
1
1
1
1
1
1
1
1
1
1
1
1
1
1
1
1

HP Part Number 85662-60172
A4AS
Step Gain
Reference
Designatior
HP Part
Number
A4A5R93
A4A5R96
A4A5R97
A4A5TPl
D757-0180
D757-0401
0757-0346
1251-0600
A4A5TP2
1251-0600
A4A5Ul 1826-1058
A4A5VRl 1902-3104
Qt
1
1
1
1
1
1
1
Description
RESISTOR 31.6 +-I%
.125W
TF TC=O+-100
1970:
RESISTOR 100 +-1X
.125W
TF TC=O+-100
1970:
RESISTOR 10 +-1%
.125W
TF TC=O+-100
9163;
CONNECTOR-SGL CONT PIN 1.14-MM-BSC-SZ SC
27261
CONNECTOR-SGL CONT PIN
1.14~MM-BSC-SZ
SC
27261
IC
OP AMP GP
8-TO-99
PKG
D666!
DIODE-ZNR
5.62V
5% DO-35 PD=.4W
0471:
85662-60172
Parts List
Page 4 of 4
*Indicates factory-selected value
Mff
Mfr
Part
Code
Number
SFR25H
SFR25H
CMF-55-1, T-l
16-06-0034
16-06-0034
OP-OZCJ

I
Q7n
_I
-
=E6d1
m
ELF
pTg=I&l
lRJl
,
yy
m
E’*~02
/%
ADJ
1
*
~
R32
SGlO
’
R33
CAL
\
R54
SGZO-2
‘R51
VR
A4A5 Step Gain Component Locations, 85662-60172
(Option 067 Tab)


Reference
HP Part
Designation Number
A4A6
85662-60177
A4A6Al 85662-60171
A4A6A2
85662-60170
A4A6Jl 1250-2112
A4A6J2
1250-2112
A4A6MPl 2190-0557
A4A6MP2 2200-0101
A4A6MP3
2950-0078
A4A6MP4
85662-20039
A4A6MP5
56701-40001
A4A6MP6
6960-0016
c
c
i
t
r
i
I
i
c
s
I
s
C
-
21
-
1
1
1
1
1
2
4
2
1
2
2
-
HP Part Number 85662-60177
A4A6 Buffer
Description
BOARD ASSEMBLY, BUFFER
(OPTION
067)
28480 85662-60177
BOARD ASSEMBLY, INPUT BUFFER 28480 85662-60171
BOARD ASSEMBLY, OUTPUT DRIVER 28480
85662-60170
CONNECTOR-RF SMB
M
SGL-HOLE-FR
50-OHM 98291 051-047-0259-220
CONNECTOR-RF SMB
M
SGL-HOLE-FR
50-OHM 98291 051-047-0259-220
WASHER-LK INTL T NO. 10
.195-IN-ID 78189 1210-06-00-0551
SCREW-MACH 4-40
.188-IN-LG
PAN-HD-POZI
NUT-HEX-DBL-CHAM
lo-32-THD
.D67-IN-THK
COVER, DOWN/UP CONVERTER
EXTRACTOR PC
PLUG-HOLE TR-HD FOR
.125-D-HOLE
NYL
77250
74163
28480
28480
02768
500220
85662-20039
86701-40001
207-080501-01-0101
Mfr
tvlfr Part
Code Number
*Ina’icates
factory-selected
value
8566240177 Parts List
Page 1 of 1

HP Part Number 85662-60170
A4A6A2 Output Driver
A4A6A2 85662-60170
I
Reference HP Part
Designation Number
A4A6A2C2
0160-2055
A4A6A2C18
0160-4084
A4A6A2C23 0160-2055
A4A6A2C28
0160-2055
A4A6A2C29
0160-2055
A4A6A2El
9170-0029
A4A6A2E5
1258-0124
A4A6A2L8
9140-0112
A4A6A2Q3
1854-0019
A4A6A2R24
0757-0405
A4A6A2R39
0757-0279
A4A6A2R40
0757-0442
A4A6A2R41
0757-0394
A4A6A2R42
0757-0418
A4A6A2Wl 8151-0013
IC
D
5
-
1
~
Description
BOARD ASSEMBLY, OUTPUT DRIVER
(OPTION 067)
CAPACITOR-FXD
.OlUF
+80-20%
1OOVDC
CER
CAP-FXD
O.luF
50 V
CAPACITOR-FXD
.OlUF
+BO-20%
1OOVDC
CER
CAPACITOR-FXD
.OlUF
+80-20%
1OOVDC
CER
CAPACITOR-FXD
.OlUF
+80-20%
1OOVDC
CER
CORE-SHIELDING BEAD
SHUNT-PROGRAMMABLE 1 DBL PIN SET
.lOO
INDUCTOR RF-CH-MLD
4.7UH
+-lo%
.166D-INX
TRANSISTOR NPN SI TO-18 PD=360MW
RESISTOR 162 +-1%
.125W
TF TC=O+-100
RESISTOR 3.16K +-1%
.125W
TF TC=O+-100
19701
SFR25H
RESISTOR
10K
+-1%
.125W
TF
TC=O+-100
19701
SFR25H
RESISTOR 51.1 +-1%
.125W
TF TC=D+-100
19701
SFR25H
RESISTOR 619 +-1%
.125W
TF
TC=O+-100
19701
SFR25H
WIRE 22AWG
1X22
92194 298
Mfr
Mfr Part
Code Number
28480
85662-60170
56289
02114
91506
99800
04713
19701
805-504 Y5V 1032
lC20X7R104M050B
805-504 Y5V 1032
805-504
Y5V 1032
805-504
Y5V 1032
56-590-65A2/4A
8136-47561
1537-28
SFR25H
*Indicates factory-selected
vahe
85662-60170 Parts List
Pagelofl

HP Part Number 85662-60171
A4A6Al Input Buffer
Reference HP Part
Designatior
Number
A4A6Al 85662-60171
A4A6AlC4 0160-4084
A4A6AlCll 0160-2055
A4A6AlC22
0160-2055
A4A6AlC24
0160-2055
A4A6AlC25
0160-2055
A4A6AlC26 0160-2055
A4A6AlC27 0160-2244
A4A6AlE2 9170-0029
A4A6Al E3 9170-0029
A4A6AlLl 9140-0112
A4A6AlQ2
1853-0007
A4A6AlQ3 1854-0345
A4A6AlRl 0757-0401
A4A6AlR26
0757-0394
A4A6AlR27 0757-0439
A4A6AlR28
A4A6AlR29*
A4A6AlR30
A4A6AlR32
A4A6AlR33
0757-0442
0698-3441
D698-3439
D757-0419
3757-0346
A4A6AlR35
3698-3444
A4A6AlWl 3151-0013
.
:
t
I
I
,
c
!
t
s
t
L
L
i
I
E
c
c
4
3
3
1
3
7
L
I
.
It
1
1
1
1
1
1
1
1
1
1
1
1
1
1
1
1
1
1
1
1
1
1
1
Description
BOARD ASSEMBLY, INPUT BUFFER
(OPTION 067)
28481
85662-60171
CAP-FXD
O.luF
50 V
56282
CAPACITOR-FXD
.OlUF
+80-20%
1OOVDC
CER
CAPACITOR-FXD
.OlUF
+80-20%
1OOVDC
CER
CAPACITOR-FXD
.OlUF
+80-20%
1OOVDC
CER
CAPACITOR-FXD
.OlUF
+80-20%
1OOVDC
CER
CAPACITOR-FXD
.DlUF
+80-20%
1OOVDC
CER
CAP-FXD
3pF
500 V
CORE-SHIELDING BEAD
CORE-SHIELDING BEAD
INDUCTOR RF-CH-MLD
4.7UH
+-lo%
.166D-IN)
52763
02114
02114
99800
lC20X7R104M050B
805-504 Y5V 1032
805-504 Y5V 1032
805-504 Y5V 1032
805-504 Y5V 1032
805-504 Y5V 1032
56-590-65A2/4A
56-590-65A2/4A
1537-28
TRANSISTOR PNP
2N3251
SI TO-18 PD=360MW
04713 213251
TRANSISTOR NPN
2N5179
SI TO-72 PD=LOOMW
04713 215179
RESISTOR 100 +-1%
.125W
TF
TC=O+-100
19701
SFR25H
RESISTOR 51.1 +-1%
.125W
TF TC=O+-100
19701
SFR25H
RESISTOR
6.81K
+-1%
.125W
TF TC=O+-100
19701
SFR25H
RESISTOR
10K
+-1%
.125W
TF
TC=O+-100
19701
SFR25H
RESISTOR 215 1%
.125W
TF TC=O+-100
19701
SFR25H
?ESISTOR
178 1%
.125W
TF
TC=O+-100
19701
SFR25H
?ESISTOR
681 +-1%
.125W
TF TC=O+-100
19701
SFR25H
7ESISTOR 10 +-1%
.125W
TF TC=O+-100
91637 CMF-55-1, T-l
tESISTOR
316 1%
.125W
TF
TC=O+-100
19701 SFR25H
JIRE 22AWG
1X22 92194
298
Mfr
Mfr Part
Code Number
*Ina%xtes
fizcto~selected
value
8566240171 Parts List
Page 1 of 1

IF-DISPLAY SECTION
A4A6A2
OUTPUT DRIVER
BW
FILTER
c
----
A4A8
I
I
21.4
MHZ-:
6
I F-V I
DE0
MOTHERBOARD
IAm--
I
1
I
I
A4XAEP2
’
A4XA6A2Pl
I
1
I
12
i
---
i
I
I
I
@
OUTPUT DRIVER
I
I
21
.4
MHz
r
I
I
I
I
03
J2
21.4 MHz I
’
+ 5dB
+
2dB
’I
-
ld&n
+
Id6
1
(.v
1
j
>F_FIN<
‘I
F%J<
J13
-JZ
w33 w37
w34
I
u
A4A6Al
INPUT BUFFER
r------------
21.4
MHz
<
-
ld&n
+
1dB
1
I
I
A4XA6AlPl
I
1
A4XASP
1
1
I
I
>
>
II
I
---i
STEP GAIN
r
---
A4A5
I
I
I
I
7
I
>-
21.4 MHZ
1
I
----
l
A4A6A2 Output Driver and
A4A6Al
Input Buffer
(Opt
0671,
Block Diagram
IF-VIDEO
MOTHERBOARD
1

A4A6A2 Output Driver Component Locations, 85662-60170
(Option 067 Tab)

A4A6Al
Input Buffer Component Locations, 85662-60171
(Option 067 Tab)


Reference
Designatior
HP Part
Number
A4A9 85662-6016s
A4A9Cl 0180-0197
A4A9C2 0180-0197
A4A9C3 0180-0197
A4A9C6
0160-4832
A4A9C12 0160-4832
1
A4A9C13 0160-4832
1
A4A9C14
0160-4832
,
A4A9C15
0160-4832
‘
A4A9C16
0160-4832
1
A4A9C17 0160-4832
1
A4A9C18
0160-4832
I
A4A9C19 0160-4832
I
A4A9C20
0160-4832
I
A4A9C21 0160-4832
I
A4A9C22 0160-4832
I
A4A9C23 0160-4832
I
A4A9C24 0160-4832
1
A4A9CR4
1901-0050
L
A4A9CR5
1901-0050
.
A4A9CR8
1901-0050
.
A4A9CR9
A4A9CRlO
A4A9CRll
A4A9CR12
A4A9CR13
1901-0050
1901-0050
1901-0040
1901-0040
1901-0040
A4A9CR14
1901-0040
A4A9CR15
1901-0040
A4A9CR16
1910-0016
A4A9CR17
1910-0016
A4A9CR18
1901-0040
A4A9CR19 1901-0040
A4A9CR21 1901-0050
A4A9CR22 1901-0040
A4A9Ql 1854-0477
A4A9Q2 1853-0281
A4A9Q3 L853-0281
A4A9Q6 1854-0404
A4A9Q8 L854-0404
A4A9Q9 L854-0404
A4A9QlO 1854-0404
A4A9Q20
1853-0281
A4A9Q21
1853-0281
A4A9Rl
1757-0442
A4A9R2
1757-0442
A4A9R4
1757-0442
1
1
n
I
3
1
1
3
1
I
3
3
I
I
I
I
I
I
I
I
I
.
Qt
-
1
1
1
1
1
1
1
1
1
1
1
1
1
1
1
1
1
1
1
1
1
1
1
1
1
1
1
1
1
1
1
1
1
1
1
1
1
1
1
1
1
1
1
1
1
1
A4AQ
IF Control
Description
BOARD ASSEMBLY. IF CONTROL (OPTION 067)
(SERIAL
PREFIXES:
2542~-2810~)
Mfr Mfr Part
Code Number
2848(
85662-60169
CAPACITOR-FXD
2.2UF+-10%
ZOVDC
TA
56282
150D225X9020A2-DYS
CAPACITOR-FXD 2.2UF+-10% 20VDC TA
5628s
150D225X9020A2-DYS
CAPACITOR-FXD 2.2UF+-10% 20VDC TA
5628s
1500225X9020A2-DYS
CAPACITOR-FXD
.OlUF
+-lo%
1OOVDC
CER
04222
SAlOlC103KAAH
CAPACITOR-FXD
.OlUF
+-lo%
1OOVDC
CER
0422;
SAlOlC103KAAH
CAPACITOR-FXD
.OlUF
+-lo%
1OOVDC
CER
04222
SAlOlC103KAAH
CAPACITOR-FXD
.OlUF
+-lo%
1OOVDC
CER
04222
SAlOlC103KAAH
CAPACITOR-FXD
.OlUF
+-lo%
1OOVDC
CER
04222
SAlDlC103KAAH
CAPACITOR-FXD
.OlUF
+-lo%
1ODVDC
CER
04222
SAlOlC103KAAH
CAPACITOR-FXD
.OlUF
+-IO%
1OOVDC
CER
04222
SAlOlC103KAAH
CAPACITOR-FXD .OlUF +-lo%
1DOVDC
CER
04222
SAlOlC103KAAH
CAPACITOR-FXD
.OlUF
+-lo%
1OOVDC
CER
04222 SAlOlC103KAAH
CAPACITOR-FXD
.OlUF
+-10X
1OOVDC
CER
04222 SAlOlC103KAAH
CAPACITOR-FXD
.OlUF
+-lo%
1OOVDC
CER
04222 SAlOlC103KAAH
CAPACITOR-FXD
.OlUF
+-lo%
1OOVDC
CER
04222 SAlOlC103KAAH
CAPACITOR-FXD
.OlUF
+-lo%
1OOVDC
CER
04222 SAlOlC103KAAH
CAPACITOR-FXD
.OlUF
+-lo%
1OOVDC
CER
04222 SAlOlC103KAAH
DIODE-SWITCHING 80V 200MA 2NS DO-35
9N171 lN4150
DIODE-SWITCHING 80V 200MA 2NS DO-35
9N171 lN4150
DIODE-SWITCHING 80V 200MA 2NS DO-35
9N171 lN4150
DIODE-SWITCHING 80V 200MA 2NS DO-35
9N171
DIODE-SWITCHING 80V 200MA 2NS DO-35
9N171
DIODE-SWITCHING 3DV 50MA 2NS DO-35
71468
DIODE-SWITCHING 3DV 50MA 2NS DO-35
71468
DIODE-SWITCHING 30V 50MA 2NS DO-35
71468
lN4150
lN4150
DIODE-SWITCHING 30V 5DMA 2NS DO-35
DIODE-SWITCHING 30V 50MA 2NS DO-35
JIODE-GE 6DV 6DMA
IUS
DO-7
)IODE-GE
60V 60MA
1US
DO-7
IIODE-SWITCHING 30V
SOMA
2NS DO-35
71468
71468
71468
IIODE-SWITCHING
30V
5OMA
2NS DO-35
71468
IIODE-SWITCHING 80V 200MA 2NS DO-35 9N171
)IODE-SWITCHING
30V 50MA 2NS DO-35
71468
[RANSISTOR
NPN
2N2222A
SI TO-18
PD=SODMW 04713
rRANSISTOR
PNP
2N2907A
SI TO-18
PD=400MW 04713
lN4150
2N2222A
2N2907A
rRANSISTOR
PNP
2N2907A
SI TO-18
PD=400MW
rRANSISTOR
NPN SI TO-18
PD=360MW
rRANSISTOR
NPN SI TO-18
PD=360MW
[RANSISTOR
NPN SI TO-18
PD=36DMW
rRANSISTOR
NPN SI TO-18
PD=360MW
rRANSISTOR
PNP
2N2907A
SI TO-18
PD=400MW
rRANSISTOR
PNP
2N2907A
SI TO-18
PD=4OOMW
lESISTOR
10K
+-1%
.125W
TF TC=O+-100
lESISTOR
10K
+-1%
.125W
TF TC=O+-100
LESISTOR
10K
+-1%
.125W
TF TC=O+-100
04713
04713
04713
04713
04713
04713
04713
19701
19701
19701
2N2907A
2N2907A
2N2907A
SFR25H
SFR25H
SFR25H
*Indicates factoy-selected value
8566240169 Parts List
Page 1 of 3

HP Part Number 85662-60169
Reference
Designation
A4A9R5
A4A9R7
A4A9RlO
A4A9Rll
A4A9R12
0698-0085
0698-0085
0757-0442
A4A9R13
0757-0280
A4A9R14
0757-0442
A4A9R15
0757-0442
A4A9R16
0757-0317
A4A9R17 0757-0442
A4A9R18
0757-0442
A4A9R19
0757-0442
A4A9R20
0757-0442
A4A9R21 0757-0442
A4A9R22
0698-3158
A4A9R23 0757-0463
A4A9R24
0757-0447
A4A9R25
0698-3161
A4A9R26
0698-3160
A4A9R27 0757-0442
A4A9R28
0757-0458
A4A9R29
0757-0420
A4A9R30 0757-0438
A4A9R40
0757-0444
A4A9R41 0698-3459
A4A9R42
0698-3243
A4A9R47 0757-0438
A4A9R48 0698-0083
A4A9R49 0698-3260
A4A9R51 0757-1094
A4A9R52 D698-3150
94A9R53 D698-3158
44A9R54 3698-3260
44A9R55 3757-0442
44A9R56 3757-0279
\4A9R57 1698-3153
\4A9R59
1698-0085
\4A9R60
!lDO-3109
\4A9R61
!lOO-3103
\4A9R62
!lOO-3054
A4A9R65 2100-3094
A4A9R66 2100-3161
44A9R69* D698-3451
44A9R70* D698-3260
44A9R71* 3698-3266
14A9R72 3757-0442
94A9R73 !lOO-3056
\4A9R74 1757-0418
8566240169 Parts List
Page 2 of 3
C
D
’
9
9
0
0
9
3
9
9
7
9
3
3
3
3
i
4
4
9
B
9
7
3
3
1
3
3
!
5
I
I
i
i
I
I
I
I
i
I
I
1
I
Ql
1
1
1
1
1
1
1
1
1
1
1
1
1
1
1
1
1
1
1
3
1
1
1
1
1
1
1
1
1
1
1
1
1
1
1
1
1
1
1
1
1
1
1
1
1
1
1
1
-
A4AQ
IF Control
Description Mfr
Mfr Part
Code
Number
RESISTOR
10K
+-1%
.125W
TF TC=O+-100
1970:
SFR25H
RESISTOR
10K
+-1%
.125W
TF
TC=O+-100
1970:
SFR25H
RESISTOR
2.61K
1%
.125W
TF TC=O+-100
19701
SFR25H
RESISTOR 2.61K 1%
.125W
TF TC=O+-100
19701
SFR25H
RESISTOR
10K
+-1%
.125W
TF TC=O+-100
19701
SFR25H
RESISTOR
1K
+-1%
.125W
TF TC=O+-100
19701
SFR25H
RESISTOR
10K
+-1%
.125W
TF TC=O+-100
19701
SFR25H
RESISTOR
10K
+-1%
.125W
TF TC=O+-100
19701
SFR25H
RESISTOR
1.33K
+-1%
.125W
TF TC=O+-100
19701 SFR25H
RESISTOR
1DK
+-1%
.125W
TF TC=O+-100
19701 SFR25H
RESISTOR
10K
+-1%
.125W
TF TC=O+-100
19701
SFR25H
RESISTOR
10K
+-1%
.125W
TF TC=O+-100
19701 SFR25H
RESISTOR
1DK
+-1%
.125W
TF TC=O+-100
19701 SFR25H
RESISTOR
10K
+-1%
.125W
TF TC=O+-100
19701 SFR25H
?ESISTOR
23.7K
1%
.125W
TF TC=O+-100
19701 SFR25H
RESISTOR 82.51: +-1%
.125W
TF
TC=O+-100
19701
SFR25H
RESISTOR
16.2K
+-1%
.125W
TF TC=D+-100
19701
SFR25H
RESISTOR 38.31: 1%
.125W
TF
TC=O+-100
19701
SFR25H
RESISTOR 31.6K 1%
.125W
TF TC=O+-100
19701
SFR25H
RESISTOR
10K
+-1%
.125W
TF TC=O+-100
19701 SFR25H
RESISTOR
51.1K
+-1X
.125W
TF TC=D+-100
19701 SFR25H
RESISTOR 750 +-1%
.125W
TF TC=O+-100
19701 SFR25H
RESISTOR
5.11K
+-1%
.125W
TF TC=O+-100
19701 SFR25H
RESISTOR
12.1K
+-1%
.125W
TF TC=O+-100
19701 SFR25H
RESISTOR 383K 1%
.125W
TF TC=O+-100
19701 SFR25H
7ESISTOR
178K 1%
.125W
TF TC=O+-100
19701 SFR25H
7ESISTOR
5.11K
+-1%
.125W
TF TC=O+-100
19701
SFR25H
2ESISTOR
1.96K
1%
.125W
TF TC=O+-100
19701 SFR25H
IESISTOR
4641:
1%
.125W
TF TC=O+-100
19701 SFR25H
IESISTOR
1.47K
+-1%
.125W
TF TC=O+-100
19701 SFR25H
lESISTDR
2.37K
1%
.125W
TF TC=O+-100
19701 SFR25H
IESISTOR
23.71: 1%
.125W
TF TC=O+-100
19701
SFR25H
lESISTOR
464K 1%
.125W
TF TC=O+-100
19701 SFR25H
lESISTOR
10K
+-1%
.125W
TF TC=O+-100
19701 SFR25H
lESISTOR
3.16K
+-1%
.125W
TF TC=D+-100
19701 SFR25H
!ESISTOR
3.831: 1%
.125W
TF TC=O+-100
19701 SFR25H
!ESISTOR
2.61K
1%
.125W
TF TC=O+-100
19701 SFR25H
IESISTOR-TRMR 2K 10% TKF SIDE-ADJ
17-TRN 73138
89PR2K
:ESISTOR-TRMR
1DK
10% TKF SIDE-ADJ 17-TR
73138
89PRlDK
:ESISTOR-TRMR
5OK
10% TKF SIDE-ADJ
17-TR 73138
89PR50K
IESISTOR-TRMR
1OOK
10% TKF SIDE-ADJ 17-T
73138
89PRlOOK
IESISTOR-TRMR 20K 10% TKF SIDE-ADJ
17-TR 73138
89PR20K
{ESISTOR
133K 1%
.125W
TF TC=O+-100
19701
SFR25H
lESISTOR
4641:
1%
.125W
TF
TC=O+-100 19701 SFR25H
lESISTOR
237K 1%
.125W
TF TC=O+-100
19701 SFR25H
lESISTOR
10K
+-1%
.125W
TF TC=O+-100
19701 SFR25H
IESISTOR-TRMR 5K 10% TKF SIDE-ADJ
17-TRN 73138
89PR5K
!ESISTOR
619 +-1%
.125W
TF
TC=O+-100 19701 SFR25H
*Indicates factory-selected
vahe

HP Part Number 85662-60169
A4AQ
IF Control
Reference HP Part
Designation
Number
A4A9TPl 1251-0600
A4A9TP2 1251-0600
A4A9Ul 5081-8117
A4A9U2 1820-1418
A4A9U3 1820-1195
A4A9U6
1820-1196
A4A9U7 1820-1216
A4A9U8
A4A9U9
A4A9UlO
A4A9Ull
A4A9U12
L820-1196
L82D-1196
L82D-1196
L82D-1196
L820-1418
A4A9U13 L820-0668
A4A9U14
1820-0471
A4A9U15 1820-0471
A4A9U16
1820-0471
A4A9VRl
1902-0041
A4A9VR2 !902-3203
.
,
;
(
I
;
:
I
t
I
I
;
i
(
(
(
I
t
-
w
-
1
1
1
1
1
1
1
1
1
1
1
1
1
1
1
1
1
1
Description
CONNECTOR-SGL CONT PIN 1.14-MM-BSC-SZ
S(
27264
16-06-0034
CONNECTOR-SGL CONT PIN 1.14-MM-BSC-SZ
St
27264
16-06-0034
SCREENED 1826-0092 IC 1458 M2 OP AMP
2848C
5081-8117
IC DCDR TTL LS BCD-TO-DEC 4-TO-lo-LINE
1
0129E
SN74LS42N
IC FF TTL LS D-TYPE POS-EDGE-TRIG COM CL
0129:
SN74LS175N
IC FF TTL LS D-TYPE POS-EDGE-TRIG COM Cl
0129:
SN74LS174N
IC DCDR TTL LS
3-TO-8-LINE
3-INP
0129E
SN74LS138N
IC FF TTL LS D-TYPE POS-EDGE-TRIG COM Cl
IC FF TTL LS D-TYPE POS-EDGE-TRIG COM Cl
IC FF TTL LS D-TYPE POS-EDGE-TRIG CDM Cl
IC FF TTL LS D-TYPE POS-EDGE-TRIG COM Cl
IC DCDR TTL LS BCD-TO-DEC 4-TO-lo-LINE
1
IC BFR TTL NON-INV HEX
l-INP
IC INV TTL HEX
l-INP
IC INV TTL HEX
l-INP
IC INV TTL HEX l-INP
DIODE-ZNR
5.11V
5% DO-35 PD=.4W
DIODE-ZNR
14.7V
5% DO-35
PD=.4W
01295
0129:
0129E
01295
01295
01295
01295
01295
01295
04713
04713
SN74LS174N
SN74LS174N
SN74LS174N
SN74LS174N
SN74LS42N
SN7407N
SN7406N
SN7406N
SN7406N
Mti
Mfr Part
Code Number
*Indicates factory-selected value
8566240169 Parts List
Page 3 of 3

HP Part Number 85662-60200
A4AQ
IF Control
Description Mfr
I I
Mfr Part
Code Number
A4A9
185662-60200
1
2
1
1
1
BOARD
ASSEMBLY,
I
F
CONTROL
067)
(SE
RI
AL
PREFIXES
:
(
OPTION
--)
2813~-2816~)
1
85662-60200
A4A9Cl
A4A9C3
A4A9C4
A4A9C5
A4A9C6
0160-4832
0160-4832
0160-4832
0160-4832
0160-4832
CAPACITOR-FXD
.OlUF
+-lo%
1OOVDC
CER
CAPACITOR-FXD
.OlUF
+-lo%
1OOVDC
CER
CAPACITOR-FXD
.OlUF
+-lo%
1OOVDC
CER
CAPACITOR-FXD
.OlUF
+-lo%
1OOVDC
CER
CAPACITOR-FXD
.OlUF
+-lo%
1OOVDC
CER
04222
SAlOlC103KAAH
04222
SAlOlC103KAAH
04222
SAlOlC103KAAH
04222
SAlOlC103KAAH
04222
SAlDlC103KAAH
A4A9C7 0160-4832
A4A9C8 0160-4832
A4A9C9 0160-4832
A4A9ClO 0160-4832
A4A9Cll 0160-4832
A4A9C12 0160-4832
A4A9C13 0160-4832
A4A9C14 0160-4832
A4A9C15 0160-4822
A4A9C16 0160-4822
A4A9C17 0160-4822
2
A4A9C18 0160-4822
2
A4A9C19 0160-4832
4
A4A9C20 0180-0197
8
A4A9C21 0180-0197
8
A4A9C22 0180-0197
8
A4A9CRl 1901-0050
3
A4A9CR2 1901-0050
3
A4A9CR3 1901-0050
3
A4A9CR4 1901-0050
:
A4A9CR5
A4A9CR6
A4A9CR7
A4A9CR8
A4A9CR9
A4A9CRlO
A4A9CRll
A4A9CR12
A4A9CR13
A4A9CR14
1901-0050
1901-0050
1901-0050
1901-0050
1901-0050
1901-0050
1901-0050
1901-0050
1901-0050
1901-0050
3
3
3
3
3
3
3
3
3
3
A4A9CR15 1901-0050
A4A9CR16 1901-0050
A4A9CR17 1901-0050
A4ASCR18 1901-0050
A4A9CR19 1901-0050
A4A9CR20 1901-0050
A4A9CR21 1901-0050
A4A9CR22 1901-0050
A4A9CR23 1901-0050
A4A9CR24 1901-0050
4
4
4
4
4
4
4
4
2
2
1
1
1
1
1
1
1
1
1
1
~
1
1
~
CAPACITOR-FXD
1OODPF
+-5%
1OOVDC
CER
O+-
CAPACITOR-FXD
1DOOPF
+-5% IOOVDC CER
O+-
1
CAPACITOR-FXD
.OlUF
+-lo%
1OOVDC
CER
1
CAP-FXD
2.2uF
20 V TA
1
CAP-FXD
2.2uF
20 V TA
1
1
1
1
1
1
1
1
1
1
1
1
1
1
1
1
1
1
1
1
CAPACITOR-FXD
.OlUF
+-lo%
1OOVDC
CER
04222
SAlOlC103KAAH
CAPACITOR-FXD
.OlUF
+-lo%
1OOVDC
CER
04222
SAlOlC103KAAH
CAPACITOR-FXD
.OlUF
+-lo%
1OOVDC
CER
04222
SAlOlC103KAAH
CAPACITOR-FXD
.OlUF
+-lo%
1OOVDC
CER
04222
SAlOlC103KAAH
CAPACITOR-FXD
.OIUF
+-lo%
1OOVDC
CER
04222
SAlOlC103KAAH
CAPACITOR-FXD
.OlUF
+-lo%
1ODVDC
CER
04222
SAlOlC103KAAH
CAPACITOR-FXD
.OlUF
+-IO%
1OOVDC
CER
04222
SAlOlC103KAAH
CAPACITOR-FXD
.OlUF
+-lo%
IOOVDC
CER
04222
SAlOlC103KAAH
CAPACITOR-FXD
1OOOPF
+-5%
1OOVDC
CER
O+-
04222
SA201A102JAAH
CAPACITOR-FXD
IOOOPF
+-5%
1OOVDC
CER
O+-
04222
SA201A102JAAH
04222
SA201A102JAAH
04222
SA201A102JAAH
04222
SAlOlC103KAAH
56289 150D225X9020A2-DYS
56289 150D225X9020A2-DYS
CAP-FXD
2.2uF
20 V TA
56289 1500225X9020A2-DYS
DIODE-SWITCHING 80V 200MA 2NS DO-35
9N171 lN4150
DIODE-SWITCHING 80V 200MA 2NS DO-35
9N171 lN4150
DIODE-SWITCHING 80V 200MA 2NS DO-35
9N171 lN4150
DIODE-SWITCHING 80V 200MA 2NS DO-35
9N171 lN4150
DIODE-SWITCHING 80V 200MA 2NS DO-35
9N171 lN4150
DIODE-SWITCHING 80V 200MA 2NS DO-35
9N171 lN4150
DIODE-SWITCHING 80V 200MA 2NS DO-35
9N171 lN4150
DIODE-SWITCHING 80V 200MA 2NS DO-35
9Nl71 lN4150
DIODE-SWITCHING 80V 200MA 2NS DO-35
9N171 lN4150
DIODE-SWITCHING 80V 200MA 2NS DO-35
9N171 lN4150
DIODE-SWITCHING 80V 200MA 2NS DO-35
9N171 lN4150
DIODE-SWITCHING 80V 200MA 2NS DO-35
9N171 lN4150
DIODE-SWITCHING 80V
2OOMA
2NS DO-35
9N171 lN4150
DIODE-SWITCHING 80V 200MA 2NS DO-35
9N171 lN4150
DIODE-SWITCHING 80V 200MA 2NS DO-35
'
9N171 IN4150
DIODE-SWITCHING 80V 200MA 2NS DO-35
9N171 lN4150
DIODE-SWITCHING 80V 200MA 2NS DO-35
9N171 lN4150
DIODE-SWITCHING 80V 200MA 2NS DO-35
9N171 lN4150
DIODE-SWITCHING 80V 200MA 2NS DO-35
9N171 lN4150
DIODE-SWITCHING BOV
2OOMA
2NS DO-35
9N171 lN4150
DIODE-SWITCHING 80V 200MA 2NS DO-35
9N171 lN4150
DIODE-SWITCHING 80V 200MA 2NS DO-35
9N171 lN4150
DIODE-SWITCHING 80V 200MA 2NS DO-35
9N171 lN4150
DIODE-SWITCHING 80V 200MA 2NS DO-35
9N171 lN4150
*Indicates
factory-selected value
85662-60200
Parts List
Pagelof4

HP Part Number 85662-60200
A4AQ
IF Control
Reference
HP Part C
Mfr
Mfr Part
Designation
Number D
Qty Description
Code Number
A4A9CR25
1901-0050
3
1
DIODE-SWITCHING 80V 200MA
2NS DO-35 9N171 lN4150
A4A9CR26
1901-0050
3
1
DIODE-SWITCHING 8DV
200MA 2NS DO-35 9N171 IN4150
A4A9CR27
1901-0050
3
1
DIODE-SWITCHING 80V 200MA
2NS DO-35 9N171 lN4150
A4A9CR28
1901-0050
3
1
DIODE-SWITCHING 80V 200MA 2NS DO-35
9N171 lN4150
A4A9CR29
1901-0050
3
1
DIODE-SWITCHING 8DV
200MA 2NS DO-35 9N171 lN4150
A4A9CR30
1901-0050
3
1
DIODE-SWITCHING 80V
200MA 2NS DO-35 9N171 lN4150
A4A9R2*
0698-3155
1
1
RESISTOR 4.641:
1%
.125W
TF
TC=O+-100 2M627
CRB14 OR CRB25
A4A9R3*
0757-0442 9 1
RESISTOR
10K
+-1%
.125W
TF TC=O+-100
2M627
CRB14 OR CRB25
A4A9R6*
0757-0465 6 1
RESISTOR
1OOK
+-I%
.125W
TF TC=O+-100
2#627
CRB14 OR CRB25
A4A9R7*
0698-3451 0 1
RESISTOR 133K 1%
.125W
TF TC=O+-100
2M627
CRB14 OR CRB25
A4A9RlO*
0698-3136 8
1
RESISTOR
17.8K
1%
.125W
TF
TC=O+-100 2H627
CRB14
OR
CRB25
A4A9Rll*
0698-0083 8 1
RESISTOR
1.96K
1%
.125W
TF TC=O+-100
2M627
CRB14 OR CRB25
A4A9R14
0757-0442 9
I
RESISTOR
10K
+-1%
.125W
TF
TC=O+-100 2M627
CRB14 OR CRB25
A4A9R15
0698-0082
7 1
RESISTOR 464 1%
.125W
TF TC=O+-100
2M627
CRB14 OR CRB25
A4A9R16
0757-0424 7 1
RESISTOR
l.lK
+-1%
.125W
TF TC=O+-100
2M627
CRB14 OR CR825
A4A9R17
0757-0442 9 1
RESISTOR
10K
+-1%
.125W
TF TC=O+-100
2H627
CRB14 OR CRB25
A4A9R18
0757-0317 7 1
RESISTOR
1.33K
+-I%
.125W
TF
TC=O+-100 2M627
CRB14
OR
CRB25
A4A9R19
0757-0442 9 1
RESISTOR
10K
+-1%
.125W
TF
TC=0+-100 2M627
CRB14 OR CRB25
A4A9R23
0757-0419
0
1
RESISTOR 681 +-1%
.125W
TF TC=O+-100
2M627
CRB14
OR
CRB25
A4A9R24
0757-0280 3 1
RESISTOR
1K
+-1%
.125W
TF TC=O+-100
2M627
CRB14 OR CRB25
A4A9R25
0757-0438 3 1
RESISTOR
5.11K
+-1%
.125W
TF
TC=O+-100 2M627
CRB14 OR CRB25
A4A9R26
0757-0428 1 1
RESISTOR
1.62K
+-1%
.125W
TF TC=O+-100
2M627
CRB14 OR CRB25
A4A9R29
0698-0085 0 1
RESISTOR 2.61K 1%
.125W
TF TC=O+-100
2M627
CRB14 OR CRB25
A4A9R30
0757-0458 7 1
RESISTOR
51.1K
+-1%
.125W
TF TC=O+-100
2M627
CRB14 OR CRB25
A4A9R32
0757-0289 2 1
RESISTOR
13.3K
+-1%
.125W
TF TC=O+-100
2M627
CRB14 OR CRB25
A4A9R33
0698-3156 2 1
RESISTOR
14.7K
1%
.125W
TF
TC=O+-100 2M627
CRB14 OR CRB25
A4A9R34
0698-3437
2
1
RESISTOR 133 1%
.125W
TF TC=O+-100
2M627
CRB14
OR
CRB25
A4A9R35
0757-0289 2 1
RESISTOR
13.3K
+-1%
.125W
TF TC=O+-100
2M627
CRB14 OR CRB25
A4A9R36
0698-3156 2 1
RESISTOR
14.7K
1%
.125W
TF TC=O+-100
2M627
CRB14 OR CR825
A4A9R37 0698-3437
2
1
RESISTOR 133 1%
.125W
TF TC=O+-100
2M627
CRB14 OR CRB25
A4A9R38
0757-0442 9 1
RESISTOR
10K
+-1%
.125W
TF TC=O+-100
2M627
CRB14 OR CRB25
A4A9R39
0757-0442 9 1
RESISTOR
1DK
+-1%
.125W
TF TC=O+-100
2M627
CRB14 OR CRB25
A4A9R40
0698-0085 0 1
RESISTOR
2.61K
1%
.125W
TF TC=O+-100
2M627
CRB14
OR
CR825
R4A9R41
0757-0438 3 1
RESISTOR
5.11K
+-1%
.125W
TF
TC=O+-100 2M627
CRB14 OR CRB25
A4A9R42
0757-0444 1 1
RESISTOR
12.1K
+-1%
.125W
TF TC=O+-100
2M627
CRB14 OR CRB25
A4A9R43
0698-0084
9 1
RESISTOR
2.15K
1%
.125W
TF
TC=O+-100 2M627
CRB14 OR CRB25
A4A9R44
0698-0084 9 1
RESISTOR
2.15K
1%
.125W
TF TC=O+-100
2M627
CRB14 OR CRB25
A4A9R45
0698-3450
9
1
RESISTOR 42.21: 1%
.125W
TF
TC=O+-100 2M627
CRB14 OR CRB25
A4A9R46*
0757-0466 7 1
RESISTOR
1lOK
+-1%
.125W
TF TC=O+-100
2M627
CRB14 OR CRB25
A4A9R47
0698-3457 6 1
RESISTOR 316K 1%
.125W
TF TC=O+-100
2M627
CRB14 OR CRB25
A4A9R48*
0698-3458 7 1
RESISTOR 348K 1%
.125W
TF TC=O+-100
2M627 CRB14
OR CRB25
A4A9R49
0698-3161
9
1
RESISTOR 38.31: 1%
.125W
TF TC=O+-100
2M627
CRB14 OR CRB25
A4A9R50*
0757-0462 3 1
RESISTOR 75K +-1%
.125W
TF TC=O+-100
2M627
CRB14 OR CRB25
A4A9R51 0757-0464
5 1 RESISTOR
90.9K
+-1%
.125W
TF
TC=O+-100 2M627
CRB14 OR CR625
A4A9R52*
0698-8960 6 1
RESISTOR 750K +-1%
.125W
TF TC=O+-100
2M627
CRB14 OR CRB25
A4A9R53
0698-3449 6 1
RESISTOR
28.7K
1%
.125W
TF TC=O+-100
2M627
CRB14 OR CRB25
A4A9R54
0757-0199 3 1
RESISTOR
21.5K
+-I%
.125W
TF TC=O+-100
2M627
CRB14 OR CRB25
A4A9R55*
0757-0460 1
1
RESISTOR
61.9K
+-1%
.125W
TF TC=O+-100
2H627
CRB14 OR CR825
8566240200 Parts List
Page 2 of 4
*Indicates factoryselected value

HP
Patt
Number 8566240200
A4AQ
IF Control
Description Mfr
Mfr Part
Code
Number
RESISTOR
61.9K
+-1X
.125W
TF TC=O+-100
2M62;
CRB14 OR
CR825
RESISTOR 422K 1%
.125W
TF TC=O+-100
2M62;
CRB14 OR CRB25
RESISTOR 42.2K 1%
.125W
TF TC=O+-100
2M62i
CRB14 OR CRB25
RESISTOR
5621:
+-1%
.125W
TF TC=O+-100
2M62i
CRB14 OR CRB25
RESISTOR-TRMR
10K
10% TKF SIDE-ADJ
17-TI
32997
3006P-DM3-103
RESISTOR-TRMR 50K 10% TKF SIDE-ADJ
17-Tl
32997
3006P-DM3-503
RESISTOR-TRMR 200K 10% TKF SIDE-ADJ 17-i 32997
3006P-DM3-204
RESISTOR 133 1%
.125W
TF TC=O+-100
2M627 CRB14 OR CRB25
RESISTOR
13.3K
+-1%
.125W
TF TC=O+-100
2M627
CRB14 OR
CR825
RESISTOR-TRMR 200K 10% TKF SIDE-ADJ 17-1 32997
3006P-DM3-204
RESISTOR-TRMR 5DK 10% TKF SIDE-ADJ
17-TF
32997
3006P-DM3-503
RESISTOR
2.61K
1%
.125W
TF TC=O+-100
2M627
CRB14
OR
CRB25
RESISTOR
2.61K
1%
.125W
TF TC=O+-100
2M627
CRB14 OR CRB25
RESISTOR 464K 1%
.125W
TF TC=O+-100
2M627
CRB14 OR CRB25
RESISTOR 825K +-1%
.125W
TF TC=D+-100
2M627
CRB14
OR
CRB25
RESISTOR
21.5K
+-I%
.125W
TF TC=O+-100
2M627 CRBl4
OR CRB25
RESISTOR 121K +-1%
.125W
TF TC=O+-100
2M627 CRBl4
OR CRB25
RESISTOR-TRMR
IOK
10% TKF SIDE-ADJ
17-TR 32997
3006P-DM3-103
RESISTOR
82.5K
+-1%
.125W
TF TC=O+-100
2M627
CRB14 OR CRB25
?ESISTOR
14.7K
1%
.125W
TF TC=O+-100
2M627
CRB14 OR CRB25
7ESISTOR
1OOK
+-1%
.125W
TF
TC=0t-100 2M627
CRB14 OR CRB25
XESISTOR
10K
+-1%
.125W
TF TC=O+-100
2M627
CRB14 OR CRB25
IESISTOR
1K
+-I%
.125W
TF TC=O+-100
2M627
CRB14 OR CRB25
IESISTOR
1K
+-1%
.125W
TF TC=O+-100
2M627
CRB14
OR
CRB25
IESISTOR
1K
+-1%
.125W
TF TC=O+-100
2M627
CRB14 OR
CR825
LESISTOR
1K
+-1%
.125W
TF TC=O+-100
2M627
CRB14 OR CRB25
RESISTOR
2.15K
1%
.125W
TF TC=O+-100
2M627
CRB14 OR
CR825
CONNECTOR-SGL CONT PIN
1.14-MM-BSC-SZ
SC
83486
928-196-004140
CONNECTOR-SGL CONT PIN
1.14-MM-BSC-SZ
SC
83486
928-196-004140
IC OP AMP GP DUAL 8-DIP-C PKG 01295
MC1458JG
IC DCDR TTL BCD-TO-DEC 4-TO-IO-LINE
4-IN 01295 SN7445N
TRANSISTOR ARRAY
14-PIN
PLSTC TO-116
04713 MPQ2907P
TRANSISTOR ARRAY 14-PIN PLSTC TO-116 04713 MPQ2907P
NETWORK-RES IO-SIP
2.2K
OHM
X 9
11236 750-101
IC DCDR TTL BCD-TO-DEC 4-TO-lo-LINE 4-IN
01295 SN7445N
IC
FF TTL LS D-TYPE POS-EDGE-TRIG COM CL
01295 SN74LS175N
TRANSISTOR ARRAY
14-PIN
PLSTC TO-116
IC
INV TTL HEX l-INP
tC
FF TTL LS D-TYPE POS-EDGE-TRIG COM CL
LC
DCDR TTL BCD-TO-DEC 4-TO-lo-LINE 4-IN
JETWORK-RES
lo-SIP
lO.OK
OHM X 9
04713 MPQ2222P
01295 SN7406N
01295 SN74LS174N
01295 SN7445N
11236 750-101
[C
DCDR TTL LS 3-TO-8-LINE 3-INP
[C
FF TTL LS D-TYPE POS-EDGE-TRIG COM CL
[C
INV TTL HEX l-INP
:RANSISTOR
ARRAY 14-PIN PLSTC TO-116
:C FF TTL LS D-TYPE POS-EDGE-TRIG COM CL
:C FF TTL LS D-TYPE POS-EDGE-TRIG CDM CL
01295
01295
01295
04713
01295
01295
SN74LS138N
SN74LS174N
SN7406N
MPQ2907P
SN74LS174N
SN74LS174N
*Indicates factory-selected value
85662-602W Parts List
Page3of4
Reference
Designatior HP Part
Number
A4A9R56
0757-0460
A4A9R57*
0698-3460
A4A9R58
0698-3450
A4A9R59*
0698-8824
A4A9R60 2100-3103
A4A9R61 2100-3054
,
A4A9R62 2100-3162
A4A9R63 0698-3437
A4A9R64 0757-0289
A4A9R65 2100-3162
A4A9R66 2100-3054
A4A9R67 0698-0085
(
A4A9R68 0698-0085
t
A4A9R69 0698-3260
c
A4A9R70* 0698-8826
?
A4A9R71 0757-0199
?
A4A9R72*
A4A9R73
A4A9R74*
A4A9R75
A4A9R76
D757-0467
?lOO-3103
3757-0463
3698-3156
1757-0465
A4A9R77
A4A9R78
A4A9R79
A4A9R80
A4A9R81
1757-0442
I
1757-0280
1
1757-0280
I
1757-0280
I
1757-0280
I
A4A9R82 0698-0084
A4A9TPl 1251-0600
A4A9TP2 1251-0600
A4A9Ul 1826-0990
A4A9U2 1820-0468
A4A9U3 1858-0076
A4A9U4 1858-0076
A4A9U5 1810-0277
A4A9U6 1820-0468
A4A9U7 1820-1195
A4A9U8
1858-0077
A4A9U9
1820-0471
A4A9UlO 1820-1196
A4A9Ull 1820-0468
A4A9U12 1810-0280
A4A9U13
.820-1216
A4A9U14
.820-1196
A4A9U15
.820-0471
A4A9U16
.858-0076
A4A9U17
.820-1196
i4A9U18 820-1196
Cal
1
1
1
1
1
1
1
1
1
1
1
1
1
1
1
1
1
1
1
1
1
1
1
1
1
1
1
1
1
1
1
1
1
1
1
1
1
1
1
1
1
1
1
1
1
1
1

HP Part Number 85662-60200
A4AQ
IF Control
Reference
Designation
A4A9U19
1820-0471
A4A9U20
1820-1196
A4A9U21 1820-2024
A4A9U22
L810-0280
A4A9VR
1
A4A9VR2
A4A9W2
A4A9W4
1902-3203
1902-0041
~159-0005
~159-0005
HP Part
Number
C
c
(
t
:
t
c
I
(
1
;Itl
-
1
1
1
1
1
1
1
1
Description
IC INV TTL HEX l-INP
IC FF TTL LS D-TYPE POS-EDGE-TRIG COM CL
IC DRVR TTL LS LINE DRVR OCTL
NETWORK-RES
lo-SIP
lO.OK
OHM X 9
DIODE-ZNR
14.7V
5% DO-35
PD=.4W
DIODE-ZNR
5.11V
5% DO-35
PD=.4W
RESISTOR-ZERO OHMS 22 AWG LEAD DIA
RESISTOR-ZERO OHMS 22 AWG LEAD DIA
85662-60200
Parts
Liit
Page 4 of 4
*Indicates factory-selected value
Mfr
Mfr Part
Code Number
0129:
SN7406N
0129:
SN74LS174N
0129E
SN74LS244N
1123E
750-101
0471:
0471:
5521C
5521C
L-2007-1
L-2007-1

HP Part Number 85662-60224
A4AQ
IF Control
Reference
HP
Part
C
Number D
Qty Description
Mft-
Mfr Part
Designation
Code Number
A4A9 85662-60224
0
1
BOARD ASSEMBLY IF
CONTROL
(OPTION
067)
28480
85662-60224
(SERIAL PREFIX:
2848~)
A4A9Cl 0160-4832
4
1
CAPACITOR-FXD
.OlUF
+-IO%
1OOVDC
CER
04222
SAlOlC103KAAH
A4A9C3 0160-4832
4
1
CAPACITOR-FXD
.OlUF
+-lo%
1OOVDC
CER
04222
SAlOlC103KAAH
A4A9C4 0160-4832
4
1
CAPACITOR-FXD
.OlUF
+-lo%
1OOVDC
CER
04222
SAlOlC103KAAH
A4A9C5 0160-4832
4
1
CAPACITOR-FXD
.OlUF
+-IO%
1OOVDC
CER
04222
SAlOlC103KAAH
A4A9C6 0160-4832
4
1
CAPACITOR-FXD
.OlUF
+-lo%
1OOVDC
CER
04222
SAlOlC103KAAH
A4A9C7 0160-4832
4
1
CAPACITOR-FXD
.OlUF
+-lo%
1OOVDC
CER
04222
SAlOlC103KAAH
A4A9C8
0160-4832
4
1
CAPACITOR-FXD
.OlUF
+-lo%
1OOVDC
CER
04222
SAlOlC103KAAH
A4A9C9 0160-4832
4
1
CAPACITOR-FXD .OlUF +-lo%
1OOVDC
CER
04222
SAlOlC103KAAH
A4A9ClO 0160-4832 4
1
CAPACITOR-FXD
.OlUF
+-lo%
1OOVDC
CER
04222
SAlOlC103KAAH
A4A9Cll 0160-4832
4
1
CAPACITOR-FXD .OlUF
+-lo%
1OOVDC
CER
04222
SAlOlC103KAAH
A4A9C12 0160-4832
4
1
CAPACITOR-FXD
.OlUF
+-lo%
1OOVDC
CER
04222
SAlOlC103KAAH
A4A9C13 0160-4832
4
1
CAPACITOR-FXD
.OlUF
+-lo%
1OOVDC
CER
04222
SAlOlC103KAAH
A4A9C14 0160-4832
4
1
CAPACITOR-FXO
.OlUF
+-lo%
1OOVDC
CER
04222
SAlOlC103KAAH
A4A9C15 0160-4822
2
1
CAPACITOR-FXD
1OOOPF
+-5%
1OOVDC
CER
04222
SA201A102JAAH
A4A9C16 0160-4822
2
1
CAPACITOR-FXD
1OOOPF
+-5%
1OOVDC
CER
04222
SA201A102JAAH
A4A9C17 0160-4822
2
1
CAPACITOR-FXD
1OOOPF
+-5%
1OOVDC
CER
04222
SA201A102JAAH
A4A9C18 0160-4822
2
1
CAPACITOR-FXD
1OOOPF
+-5%
1OOVDC
CER
04222
SALOlAl02JAAH
A4A9C19 0160-4832
4
1
CAPACITOR-FXD
.OlUF
+-lo%
1OOVDC
CER
04222
SAlOlC103KAAH
A4A9C20 0180-0197
8
1
CAPACITOR-FXD
2.2UF+-10%
20VDC TA
56289
150D225X9020A2-DYS
A4A9C21 0180-0197
8
1
CAPACITOR-FXD
2.2UF+-10%
POVDC
TA
56289
150D225X902DA2-DYS
A4A9C22 0180-0197
8
1
CAPACITOR-FXD
2.2UF+-10%
20VDC TA
56289
150D225X9020A2-DYS
A4A9CRl 1901-0050
3
1
DIODE-SWITCHING 80V 200MA 2NS DO-35
9N171 lN4150
A4A9CR2 1901-0050
3
1
DIODE-SWITCHING 80V 200MA 2NS DO-35
9N171 lN4150
A4A9CR3 1901-0050
3
1
DIODE-SWITCHING 80V 200MA 2NS DO-35
9N171 lN4150
A4A9CR4 1901-0050
3
1
DIODE-SWITCHING 80V 200MA 2NS DO-35
9N171 lN4150
A4A9CR5 1901-0050
3
1
DIODE-SWITCHING 80V 200MA 2NS DO-35
9N171 lN4150
A4A9CR6 1901-0050
3
1
DIODE-SWITCHING 80V 200MA 2NS DO-35
9N171 lN4150
A4A9CR7 1901-0050
3
1
DIODE-SWITCHING 80V 200MA 2NS DO-35
9N171 lN4150
A4A9CR8 1901-0050
3
1
DIODE-SWITCHING 80V 200MA 2NS DO-35
9N171 lN4150
A4A9CR9 1901-0050
3
1
DIODE-SWITCHING 80V 200MA 2NS DO-35
9N171 lN4150
A4A9CRlO 1901-0050
3
1
DIODE-SWITCHING 80V 200MA 2NS DO-35
9N171 lN415D
A4A9CRll 1901-0050
3
1
DIODE-SWITCHING 80V 200MA 2NS DO-35
9N171 lN4150
A4A9CR12 1901-0050
3
1
DIODE-SWITCHING 80V 200MA 2NS DO-35
9N171 lN4150
A4A9CR13 1901-0050
3
1
DIODE-SWITCHING 80V 200MA 2NS DO-35
9N171 lN4150
A4A9CR14 1901-0050
3
1
DIODE-SWITCHING 80V 200MA 2NS DO-35
9N171 lN4150
A4A9CR15 1901-0050
3
1
DIODE-SWITCHING 80V
2OOMA
2NS DO-35
9N171 TN4150
A4A9CR16 1901-0050
3
1
DIODE-SWITCHING 80V 200MA 2NS DO-35
9N171 lN4150
A4A9CR17 1901-0050
3
1
DIODE-SWITCHING 80V 200MA 2NS DO-35
9N171 lN4150
A4A9CR18 1901-0050
3
1
DIODE-SWITCHING 80V 200MA 2NS DO-35
9N171 lN4150
A4A9CR19 1901-0050
3
1
DIODE-SWITCHING 80V 200MA 2NS DO-35
9N171 lN4150
A4A9CR20 1901-0050
3
1
DIODE-SWITCHING 80V 200MA 2NS DO-35
9N171 lN4150
A4A9CR21 1901-0050
3
1
DIODE-SWITCHING 80V 200MA 2NS DO-35
9N171 lN4150
A4A9CR22 1901-0050
3
1
DIODE-SWITCHING 80V 200MA 2NS DO-35
9N171 lN4150
A4A9CR23 1901-0050
3
1
DIODE-SWITCHING 80V 200MA 2NS DO-35
9N171 lN415D
A4A9CR24 1901-0050
3
1
DIODE-SWITCHING 80V 200MA 2NS DO-35
9N171 lN4150
*Indicates factory-selected value
8566260224 Parts List
Page 1 of 4

HP Part Number 85662-60224
A4A9
IF Control
Description
Mfr Mfr Part
Code
Number
DIODE-SWITCHING
8OV
20DMA 2NS DO-35
9N17 lN4150
DIODE-SWITCHING 80V 200MA 2NS DO-35
9N17 lN4150
DIODE-SWITCHING 80V 200MA 2NS DO-35
9N17 lN4150
DIODE-SWITCHING 80V 200MA 2NS DO-35
9N17 lN4150
DIODE-SWITCHING 80V 200MA 2NS DO-35
9N17.
lN4150
DIODE-SWITCHING 80V 200MA 2NS DO-35
NOT ASSIGNED
9N17:
lN4150
CONNECTOR-SGL CONT PIN
.04-IN-BSC-SZ
RN1
CONNECTOR-SGL CONT PIN .04-IN-BSC-SZ
RN[
CONNECTOR-SGL CONT PIN .04-IN-BSC-SZ
RN[
973ot
97301
973Of
CONNECTOR-SGL CONT PIN .04-IN-BSC-SZ RNC
CONNECTOR-SGL CONT PIN .04-IN-BSC-SZ RNC
CONNECTOR-SGL CONT PIN .04-IN-BSC-SZ RNC
CONNECTOR-SGL CONT PIN .04-IN-BSC-SZ RNC
CONNECTOR-SGL CONT PIN .04-IN-BSC-SZ RNC
973ot
973ot
973ot
973oc
973oc
CONNECTOR-SGL CONT PIN .04-IN-BSC-SZ
RNU 973ot
CONNECTOR-SGL CONT PIN .04-IN-BSC-SZ RND
97301
CONNECTOR-SGL CONT PIN .04-IN-BSC-SZ RND
973oc
CONNECTOR-SGL CONT PIN
.04-IN-BSC-SZ
RND 973DC
RESISTOR
2.61K
1%
.125W
TF TC=O+-100
19701
SFR25H
RESISTOR 8.251: +-1%
.125W
TF TC=O+-100
19701
SFR25H
RESISTOR 46.41: 1%
.125W
TF TC=O+-100
19701
SFR25H
RESISTOR 34.81: +-1%
.125W
TF TC=O+-100
19701 SFR25H
RESISTOR
7.5K
+-1%
.125W
TF TC=O+-100
19701 SFR25H
RESISTOR 2.371: 1%
.125W
TF TC=O+-100
19701 SFR25H
iESISTOR
10K
+-1%
.125W
TF TC=O+-100
19701 SFR25H
7ESISTOR
464 1%
.125W
TF TC=O+-100
19701 SFR25H
7ESISTOR
l.lK
+-1%
.125W
TF TC=O+-100
19701
SFR25H
?ESISTOR
10K
+-1%
.125W
TF TC=O+-100
19701 SFR25H
7ESISTOR
1.33K
+-1X
.125W
TF TC=O+-100
19701 SFR25H
{ESISTOR
10K
+-1%
.125W
TF TC=O+-100
19701
SFR25H
ZESISTOR
681 +-1%
.125W
TF TC=O+-100
19701 SFR25H
1ESISTOR
1K
+-1%
.125W
TF TC=O+-100
19701
SFR25H
IESISTOR
5.11K
+-1%
.125W
TF TC=O+-100
19701
SFR25H
{ESISTOR
1.62K
+-1%
.125W
TF
TC=O+-100 19701 SFR25H
tESISTOR
2.61K
1%
.125W
TF TC=O+-100
19701
SFR25H
lESISTOR
51.1K
+-1%
.125W
TF
TC=O+-100 19701 SFR25H
lESISTOR
13.3K
+-1%
.125W
TF TC=O+-100
19701
SFR25H
!ESISTOR
14.7K
1%
.125W
TF TC=D+-100
19701
SFR25H
lESISTOR
133 1%
.125W
TF TC=O+-100
19701 SFR25H
IESISTOR
13.3K
+-1%
.125W
TF TC=O+-100
!ESISTOR
14.7K
1%
.125W
TF TC=O+-100
!ESISTOR
133 1%
.125W
TF TC=O+-100
!ESISTOR
10K
+-1%
.125W
TF TC=O+-100
!ESISTOR
IOK
+-1X
.125W
TF TC=O+-100
:ESISTOR
2.61K
1%
.125W
TF TC=O+-100
:ESISTOR
5.11K
+-1%
.125W
TF TC=O+-100
:ESISTOR
12.1K
+-1X
.125W
TF TC=D+-100
19701
19701
19701
19701
19701
19701
19701
19701
SFR25H
SFR25H
SFR25H
SFR25H
SFR25H
SFR25H
SFR25H
SFR25H
*Indicates factory-selected value
Reference
Designation
A4A9CR25
A4A9CR26
A4A9CR27
A4A9CR28
A4A9CR29
HP Part
Number
1901-0050
1901-0050
1901-0050
1901-0050
1901-0050
A4A9CR30
A4A9MPl
A4A9MP2
A4A9MP3
A4A9MP4
1901-0050
0360-0124
0360-0124
0360-0124
A4A9MP5
3360-0124
A4A9MP6
3360-0124
A4A9MP7
3360-0124
A4A9MP8
3360-0124
A4A9MP9 3360-0124
A4A9MPlO
1360-0124
A4A9MPll 1360-0124
A4A9MP12
1360-0124
A4A9MP13
1360-0124
A4A9R2*
1698-0085
A4A9R3*
)757-0441
A4A9R6*
1698-3162
A4A9R7*
1757-0123
A4A9RlO*
1757-0440
A4A9Rl
l* 1698-3150
A4A9R14
1757-0442
A4A9R15
1698-0082
A4A9R16
1757-0424
A4A9R17
1757-0442
A4A9R18
1757-0317
A4A9R19
1757-0442
A4A9R23
757-0419
A4A9R24
757-0280
A4A9R25
757-0438
A4A9R26
757-0428
A4A9R29 698-0085
A4A9R30 757-0458
A4A9R32 757-0289
A4A9R33 698-3156
A4A9R34 698-3437
R4A9R35 757-0289
R4A9R36 698-3156
44A9R37 698-3437
44A9R38 757-0442
94A9R39 757-0442
44A9R40 698-0085
44A9R41
757-0438
44A9R42 757-0444
8566240224
parts
List
Page 2
of
4
:
:
:
.
L
[
E
t
3
I
E
3
?
I
3
I
3
I
5
1
I
1
I
,
,
1
,
I
I
I
.
ai
1
1
1
1
1
1
1
1
1
1
1
1
1
1
1
1
1
1
1
1
1
1
1
1
1
1
1
1
1
1
1
1
1
1
1
1
1
1
1
1
1
1
1
1
1
1
1

Reference
Designation HP Part
Number
C
c
A4A9R43 0698-0084
<
A4A9R44 0698-0084
E
A4A9R45 0698-3450
E
A4A9R46* 0757-0466
i
A4A9R47 0698-3457
E
A4A9R48* 0698-3458
i
A4A9R49 0698-3161
E
A4A9R50* 0757-0462
:
A4A9R51 0757-0464
c
A4A9R52* 0698-8960
i
A4A9R53 0698-3449
E
A4A9R54 D757-0199
3
A4A9R55* D757-0460
1
A4A9R56 3757-0460
1
A4A9R57* 3698-3460
1
A4A9R58 3698-3450
9
A4A9R59* 3698-8824
1
A4A9R60
A4A9R61
A4A9R62
A4A9R63
A4A9R64
!lOO-3103
6
!lOO-3054
6
!lOO-3162
7
1698-3437
2
1757-0289
2
A4A9R65
A4A9R66
A4A9R67
A4A9R68
A4A9R69
!lOO-3162
7
!lOO-3054
6
1698-0085
0
1698-0085
D
1698-3260
9
A4A9R70* 1698-8826
3
A4A9R71
1757-0199
3
A4A9R72*
1757-0467
8
A4A9R73
!lOO-3103
6
A4A9R74*
1757-0463
4
A4A9R75
A4A9R76
A4A9R77
A4A9R78
A4A9R79
1698-3156
2
1757-0465
6
1757-0442
9
1757-0280
3
)757-0280
3
A4A9R80
1757-0280
A4A9R81
1757-0280
A4A9R82
1698-0084
A4A9R83*
1757-0438
A4A9R84*
)757-0462
A4A9R85*
)757-0467
A4A9R86*
1757-0289
A4A9R87*
1757-0417
A4A9R88*
1757-0279
A4A9RTl
1837-0007
3
3
9
3
3
6
2
3
D
2
-
w
-
1
1
1
1
1
1
1
1
1
1
1
1
1
1
1
1
1
1
1
1
1
1
1
1
1
1
1
1
1
1
1
1
1
1
1
1
1
1
1
1
1
1
1
1
1
1
1
-
A4A9 IF Control
Description Mfr
Code
RESISTOR
2.15K
1%
.125W
TF TC=O+-100
RESISTOR 2.15K 1%
.125W
TF TC=O+-100
19701
19701
Mfr Part
Number
SFR25H
SFR25H
RESISTOR 42.21: 1%
.125W
TF TC=O+-100
19701
SFR25H
RESISTOR
1lOK
+-1%
.125W
TF TC=O+-100
19701
SFR25H
RESISTOR 316K 1%
.125W
TF TC=O+-100
19701
SFR25H
RESISTOR
3481:
1%
.125W
TF
TC=O+-100
19701
SFR25H
RESISTOR 38.31: 1%
.125W
TF TC=O+-100
19701
SFR25H
RESISTOR 75K +-1%
.125W
TF TC=D+-100
19701
SFR25H
RESISTOR 90.9K +-1%
.125W
TF TC=O+-100
19701
SFR25H
RESISTOR 750K +-1%
.125W
TF TC=O+-100
19701
SFR25H
RESISTOR
28.7K
1%
.125W
TF TC=O+-100
19701
SFR25H
RESISTOR
21.5K
+-1%
.125W
TF TC=D+-100
19701
SFR25H
RESISTOR
61.9K
+-1%
.125W
TF TC=O+-100
19701
SFR25H
RESISTOR
61.9K
+-1%
.125W
TF
TC=O+-100
19701
SFR25H
RESISTOR
4221:
1%
.125W
TF TC=O+-100
19701
SFR25H
RESISTOR 42.21: 1%
.125W
TF TC=O+-100
19701 SFR25H
RESISTOR 562K +-1%
.125W
TF TC=O+-100
19701
SFR25H
RESISTOR-TRMR
10K
10% TKF SIDE-ADJ
17-TR 73138
89PRlOK
RESISTOR-TRMR
5OK
10% TKF SIDE-ADJ
17-TR 73138
89PR50K
RESISTOR-TRMR 20DK 10% TKF SIDE-ADJ 17-T
73138 89PR200K
RESISTOR 133 1%
.125W
TF TC=O+-100
19701
SFR25H
RESISTOR
13.3K
+-1%
.125W
TF TC=D+-100
19701
SFR25H
RESISTOR-TRMR 200K 10% TKF SIDE-ADJ 17-T
73138
89PR200K
RESISTOR-TRMR 50K 10% TKF SIDE-ADJ
17-TR 73138
89PR50K
RESISTOR
2.61K
1%
.125W
TF TC=O+-100
19701
SFR25H
RESISTOR
2.61K
1%
.125W
TF TC=O+-100
19701
SFR25H
RESISTOR 464K 1%
.125W
TF TC=O+-100
19701
SFR25H
RESISTOR
8251:
+-1%
.125W
TF TC=O+-100
19701
SFR25H
RESISTOR 21.5K +-1%
.125W
TF TC=O+-100
19701
SFR25H
RESISTOR 121K +-1%
.125W
TF TC=O+-100
19701
SFR25H
RESISTOR-TRMR
10K
10% TKF SIDE-ADJ
17-TR 73138
89PRlOK
RESISTOR 82.51: +-1X
.125W
TF TC=O+-100
19701
SFR25H
RESISTOR
14.7K
1%
.125W
TF TC=D+-100
19701
SFR25H
RESISTOR
1OOK
+-1%
.125W
TF TC=O+-100
19701
SFR25H
RESISTOR
10K
+-1%
.125W
TF TC=O+-100
19701
SFR25H
RESISTOR
1K
+-1%
.125W
TF TC=O+-100
19701
SFR25H
RESISTOR
1K
+-1%
.125W
TF TC=O+-100
19701
SFR25H
RESISTOR
1K
+-1%
.125W
TF TC=O+-100
19701
SFR25H
RESISTOR
1K
+-1%
.125W
TF TC=O+-100
19701
SFR25H
RESISTOR
2.15K
1%
.125W
TF TC=O+-100
19701
SFR25H
RESISTOR
5.11K
+-1%
.125W
TF
TC=O+-100
19701
SFR25H
RESISTOR 75K +-1X
.125W
TF TC=O+-100
19701
SFR25H
RESISTOR 121K +-1%
.125W
TF TC=O+-100
19701
SFR25H
RESISTOR
13.3K
+-1%
.125W
TF TC=O+-100
19701
SFR25H
RESISTOR 562 +-1X
.125W
TF TC=O+-100
19701
SFR25H
RESISTOR 3.16K +-1%
.125W
TF TC=O+-100
19701 SFR25H
THERMISTOR DISC
lOK-OHM
TC=-4.4%/C-DEG
15801
JA41Jl
*Indicates factory-selected value
85662-60224 Parts Liit
Page3of4

HP Part Number 85662-60224
A4A9
IF Control
Reference
HP Part
C
Designation
Number
c
A4A9RT2
0837-0380
A4A9RT3
0837-0380
A4A9RT4
0837-0007
A4A9RT5
0837-0393
A4A9RT6
0837-0393
1
A4A9TPl 1251-0600
(
A4A9TP2
1251-0600
(
A4A9Ul 1826-0990
[
A4A9U2
1820-0468
r
A4A9U3
1858-0076
i
A4A9U4
1858-0076
C
A4A9U5
1810-0277
3
A4A9U6
1820-0468
5
A4A9U7
1820-1195
7
A4A9U8
1858-0077
1
A4A9U9
1820-0471
0
A4A9UlD
1820-1196
8
A4A9Ull 1820-0468
5
A4A9U12
1810-0280
8
A4A9U13
.820-1216
3
A4A9U14
A4A9U15
A4A9U16
A4A9U17
A4A9U18
.820-1196
B
.820-0471
0
.858-0076
D
.820-1196
3
820-1196
3
A4A9U19
A4A9U20
A4A9U21
A4A9U22
A4A9VRl
820-0471
3
1820-1196
a
1820-2024
3
1810-0280
a
1902-3203
6
A4A9VR2
A4A9W2
A4A9W4
L902-0041
n59-0005
~159-0005
4
0
0
8566260224 Parts List
Page 4 of 4
M
1
1
1
1
1
1
1
1
1
1
1
1
1
1
1
1
1
1
1
1
1
1
1
1
1
1
1
1
1
1
1
1
1
-
Description
THERMISTOR
TUB
WITH AXL LEADS
50K-OHM
THERMISTOR TUB WITH AXL LEADS
50K-OHM
THERMISTOR DISC
lOK-OHM
TC=-4.4%/C-DEG
THERMISTOR DISC
5K-OHM
THERMISTOR DISC
5K-OHM
15801
MSC 503K
MSC 503K
JA41Jl
lDC502K-270-S
lDC502K-270-S
CONNECTOR-SGL CONT PIN
1.14~MM-BSC-SZ
S(
27264 16-06-0034
CONNECTOR-SGL CONT PIN
1.14~MM-BSC-SZ
SC
27264
16-06-0034
IC OP AMP GP DUAL 8-DIP-C PKG
04713
MC1458U
IC
DCDR TTL BCD-TO-DEC
4-TO-lo-LINE
4-Ih
01295
SN7445N
TRANSISTOR ARRAY
14-PIN
PLSTC TO-116
04713
MPQ2907P
TRANSISTOR ARRAY 14-PIN PLSTC TO-116
04713
MPQ2907P
NETWORK-RES
lo-SIP
2.2K
OHM X 9 91637
MSPlOAOl
IC DCDR TTL BCD-TO-DEC 4-TO-IO-LINE 4-IN
01295
SN7445N
IC FF TTL LS D-TYPE POS-EDGE-TRIG COM CL
01295 SN74LS175N
TRANSISTOR ARRAY
14-PIN
PLSTC TO-116
04713
MPQ2222P
IC
INV TTL HEX l-INP
01295
SN7406N
IC
FF TTL LS D-TYPE POS-EDGE-TRIG COM CL
01295
SN74LS174N
[C
DCDR TTL BCD-TO-DEC 4-TO-lo-LINE 4-IN 01295
SN7445N
(ETWORK-RES
lo-SIP
lO.OK
OHM
X 9
91637 MSPlOAOl
[C
DCDR TTL LS
3-TO-8-LINE
3-INP
01295 SN74LS138N
[C
FF TTL LS D-TYPE POS-EDGE-TRIG COM CL
01295
SN74LS174N
[C
INV TTL HEX
I-INP 01295 SN7406N
rRANSISTOR
ARRAY
14-PIN
PLSTC TO-116
04713
MPQ2907P
:C FF TTL LS D-TYPE POS-EDGE-TRIG COM CL 01295
SN74LS174N
:C FF TTL LS D-TYPE POS-EDGE-TRIG COH CL
01295 SN74LS174N
'C
INV TTL HEX l-INP
01295
IC FF TTL LS D-TYPE POS-EDGE-TRIG COM CL 01295
IC DRVR TTL LS LINE DRVR OCTL 01295
VETWORK-RES
lo-SIP
lO.OK
OHM X 9
91637
)IODE-ZNR
14.7V
5% DO-35
PD=.4W
04713
SN7406N
SN74LS174N
SN74LS244N
MSPlOAOl
IIODE-ZNR
5.11V
5% DO-35
PD=.4W
04713
IESISTOR-ZERO
OHMS 22 AWG LEAD DIA
55210
{ESISTOR-ZERO
OHMS 22 AWG LEAD DIA
55210 L-2007-1
L-2007-1
*Indicates factory-selected value
Mfr
Code
Mfr
Part
Number

0
0
0
0
0
a
-
0
a
0
0
a
1
I
0
0
0
0
-
0
0
0
0
0
0
7
&yzJ
cm@
020 021
I
m
II
EaE
El
K*
m&
@
jy
RI6
RI4
CR19
RZ8
g
@
g
pq
1
0
KG,
R60
/3
MHz
R61
/
1 MHz
R62
/300
KHz
1
*
/
2
4
\~65
10 KHz
\ R66
3 KHz
R73
/
1 KHz
pJpzJpiJ
Jia
p#
M
H
m
CR17
cs
+
Cl
+
I
1
A4A9 IF Control Component Locations, 85662-60169
(Option 067 Tab)

Ad
a
‘0
%,
--
a
z
:,
L
I
0
0
0
0
0
0
0
0
0
n
0
0
0
0
0
0
0
1
0
0
0
0
0
-
0
0
0
0
0
0
0
0
0
0
n
1
m
fziJ
IR76
R63
El
R64
R75
/
u13
4
Ic8
pq
Ic9
i
U16
gyl
IR68
I
U16
0
a
TP2
c20
+
H
cc?1
+
c22
+
R66
3
kHz
‘R66
3
kHz
‘R65
/lO
kHz
R62
-300
kHz
\R61
1 MHz
\R~O
3 MHz
4
A4A9 IF Control Component Locations, 85662-60200
(Option 067 Tab)

A-
(D
-0
:,
--
(D
:
:,
-I
0
0
0
0
0
0
0
0
0
0
0
0
0
0
0
0
0
0
1
-
0
0
0
0
0
0
0
0
0
0
0
0
0
0
0
-
0
1
I
a
lJ14
I I
I d
u21
CI
N
N
cl*
Cl7
EP
Cl.5
w4
Cl6
c20 +
a
c21 +
c22 +
L--d
Cl
CR7
CR8
1
R25
0
R81
R21
R25
m
m
lRJol
i
u3
IR26
i
SEE
EXPLODED
VIEWS
\
1
*
\
2
*
A4A9 IF Control Component Locations, 85662-60224 (1 of 2)
(Option 067 Tab)

EXPLODED VIEWS
R88 R73
1
kHz RT6
\
\
CR1
\-
R83
CR2
R84
CR3
CR4 R62
R85
CR5
CR6
R86 R87 R60
RT5
Rll
3 MHz
TOP VIEW
THERMISTOR POST DIODE
POST
RESISTOR
EXAMPLE OF COMPONENT LAYOUT, SIDE VIEW
A4A9 IF Control Component Locations, 85662-60224 (2 of 2)
(Option 067 Tab)


Option H96
HP 85662A Option H96 is the IF-Display Section that is used with the HP 8568B Option E96
and the HP 8568B Option E44 Spectrum Analyzers. This option does not have 10 Hz and
3 MHz resolution bandwidths.
Option
H96
Assemblies
The following Option H96 assemblies are covered in this manual:
A4A7
3 MHz Bandwidth Filter (85662-60174)
A4A9
IF Control
(85662-60173,85662-60201,85662-60225)
A4A7
3 MHz Bandwidth Filter (85662-60174)
The parts list for this assembly is located in this section. The component locations and the
schematic diagram for this assembly are located in A4A7 section of this manual.
A4A9
IF Control (85662-60173,
85662-60201,85662-60225)
This assembly has three versions. Troubleshooting tables for the Option H96
A4A9
versions
are located in this section. The parts lists and the component locations for each version are
located in this section. The schematic diagram for 85662-60173 is also located in this section.
The schematic diagram for the 85662-60201 and the schematic diagram for 85662-60225 are
located in the
A4A9
section of this manual.
Option H96
1

Tables 1 through 8 provide information that is useful in troubleshooting the A4A9 IF Control
Assembly.
Table 1. 0.0 to -1.9
dB
Control Truth Table
(Levels at Output of Latch U20)*
l Latch
Ull
on
early
versions of
A4A9
IF Control
Table 2.
0 to -9
dB
Control Truth Table
(Levels at Output of Latches
U18
and
U20)*
l Latches
UlO
and
Ull
on
early
versions
Table 3. Resolution Bandwidth Truth Table
2 Optior
496

Table 4. Video Bandwidth Truth Table
Option H96 3

Table 5. 10
dB
Gain Step Truth Table
(Levels at Output of Latches
UlO
and
U17)*
Reference Level
Res BW
13
kHz
Reference Level
Res
BW
51
kHz
A10 dB
A20 dB
SGlO
SG20-1
SG20-2
OS10
os20-1
LGlO
LG20
dBxn1
1
1-101-20
Latches U8 and
U9 on early version of
A4A9
IF Control.
4 Option H96

Table 6. Bandwidth Control Lines
(All Voltages Approximate)
Resolution
Control Links
Bandwidth BW
5
BW
63
BW68 BW
7
Switch
300
Hz
100
Hz 30 Hz
1 MHz +14.8 V -14.0 V -14.0 v +13.1 v
+14.7
v <-10 v <-10 v <-10 v
I I IIIIII
1
300
kHz
1
+l4.8
V l-14.0 V I-14.0 V I+14.1 V
]+14.7
v
I<-10
V
1
<-lo
V
I<-10
V
1
100
kHz
+14.8 V -14.0 v -14.0 v +14.5 v
+14.7
v <-10 v
c-10
v <-10 v
30
kHz
-0.6 V +14.3 V +14.3 V +14.3 V
+14.7
V
<-lo
V
<-lo
V
<-lo
V
10
kHz
-0.6V
+93
V
+9.3
V +14.3 V
+14.7V
<-lo
V
<-lo
V
<-1OV
3
kHz
-0.6V
+9.0
V
+9.OV
+14.3 V
+14.7V
<-1OV
<-lo
V
<-1OV
1
kHz
-0.6V
+14.3 V
+9.2V
+14.3V
+O.OV
<-1OV
<-lo
V
<-lo
V
300 Hz -0.6 V +14.3 V
+9.2
V +14.3 V +O.O V
>4v
<-10 v
<-1ov
100 Hz
-0.6V
+14.3 V +9.2 V +14.3 V +O.OV
<-1OV
>-4 V
<-lOV
30 Hz -0.6 V +14.3 V +9.2 V +14.3 V +O.O V
<-lo
V
<-lo
V
>4V
Table 7. Address Line Truth Table
Table 8. Log Expand Truth Table
Option H96 5

Reference
Designation HP Part
Number
C
c
A4A7 85662-60174
c
A4A7Cl 0160-2055
C
A4A7C2 0160-2266
4
A4A7C3
0160-2055
c
A4A7C4
0160-2250
E
A4A7C5*
0160-4611
I
A4A7L.6
0121-0446
E
A4A7C7
0121-0105
4
A4A7C8
0160-2055
9
A4A7C9
0160-2055
9
A4A7ClO
0160-2055
9
A4A7Cll 0160-2250
E
A4A7C12*
0160-4611
7
A4A7C13 0121-0493
3
A4A7C14
0121-0446
E
A4A7C15
0121-0105
4
A4A7C16
A4A7C17
A4A7C18
A4A7C19
A4A7C20
0160-2055
0160-2055
0160-2250
D160-2250
D160-2055
A4A7C21*
D160-4611
7
A4A7C22
3121-0493
3
A4A7C23
3121-0446
6
A4A7C24
3121-0105
4
A4A7C25
1160-2055
3
A4A7C26
1160-2055
3
A4A7C27
1160-2250
5
A4A7C28
1160-2055
3
A4A7C29
1160-2250
5
A4A7C30*
1160-4611
7
A4A7C3
1
A4A7C32
A4A7C33
A4A7C34
A4A7C35
1121-0493
3
1121-0446
5
1121-0105
1
1160-2055
3
1160-2055
3
A4A7C36
1160-2250
5
A4A7C37
1160-2055
3
A4A7C38
1160-2250
5
A4A7C39*
1160-4611
7
A4A7C40
1121-0493
3
A4A7C41
1121-0446
5
A4A7C42
1121-0105
I
A4A7C43
1160-2055
3
A4A7C44
1160-2244
3
A4A7C45
1160-2055
3
w
1
1
1
1
1
1
1
1
1
1
1
1
1
1
1
1
1
1
1
1
1
1
1
1
1
1
1
1
1
1
1
1
1
1
1
1
1
1
1
1
1
1
1
1
1
1
-
HP Part Number 85662-60174
A4A7
3 MHz Bandwidth Filter
Description Mfr
Code
Mfr Part
Number
BOARD ASSEMBLY, 3MHZ BANDWIDTH FILTER
(
OP
TI
ON
H96) 284at
85662-60174
CAPACITOR-FXD
.OlUF
+80-20%
1OOVDC
CER
CAPACITOR-FXD 24PF +-5%
SOOVDC
CER 0+-30
CAPACITOR-FXD
.OlUF
+80-20%
1OOVDC
CER
CAP-FXD
5.lpF
500 V
CAPACITOR-FXD
68PF
+-1% 300VDC MICA
-2O/
805-504
Y~V
1032
2RDPLX05024RNPO
805-504
Y~V
1032
CD15ED680F03
CAP-VAR
4.5pF
2pF
160 V
CAPACITOR-V TRMR-CER
9-35PF
200V PC-MTG
CAPACITOR-FXD
.OlUF
+80-20%
1OOVDC
CER
CAPACITOR-FXD
.OlUF
+80-20%
1OOVDC
CER
CAPACITOR-FXD
.OlUF
+80-20%
1OOVDC
CER
5276:
5276:
09023
52763
52762
302-450-502
304-324-573
805-504
Y5V
1032
805-504
y5v
1032
805-504
Y~V
1032
CAP-FXD
5.lpF
500 V
CAPACITOR-FXD
68PF
+-1% 300VDC MICA
-2O/
CAPACITOR-V TRMR-AIR
1.7-1lPF
175V PC-MT
CAP-VAR
4.5pF
2OpF
160 V
CAPACITOR-V TRMR-CER
9-35PF
200V PC-MTG
52763
09023
7497a
52763
52763
CD15ED680F03
187-0306-125
302-450-502
304-324-573
CAPACITOR-FXD
.DlUF
+80-20%
1OOVDC
CER
CAPACITOR-FXD
.OlUF
+80-20%
1OOVDC
CER
CAP-FXD
5.lpF
500 V
CAP-FXD
5.lpF
500 V
805-504
Y~V
1032
805-504
y5v
1032
52763
52763
CAPACITOR-FXD
.OlUF
+80-20%
1OOVDC
CER 805-504
y5v
1032
CAPACITOR-FXD
68PF
+-1% SDOVDC MICA
-2O/
CAPACITOR-V TRMR-AIR
1.7-1lPF
175V PC-MT
CAP-VAR
4.5pF
2OpF
160 V
CAPACITOR-V TRMR-CER
9-35PF
200V PC-MTG
:APACITOR-FXD
.OlUF
+80-20%
1OOVDC
CER
09023
74970
52763
52763
CD15ED680FD3
187-0306-125
302-450-502
304-324-573
805-504
Y~V
1032
:APACITOR-FXD
.OlUF
+80-20%
1OOVDC
CER
:AP-FXD
5.lpF
500 V
:APACITOR-FXD
.OlUF
+80-20%
1OOVDC
CER
ZAP-FXD
5.lpF
500 V
:APACITOR-FXD
68PF
+-1% 3DOVDC MICA
-2O/
52763
52763
09023
:APACITOR-V
TRMR-AIR
1.7-1lPF
175V PC-MT
:AP-VAR
4.5pF
2OpF
160 V
:APACITDR-V
TRMR-CER
9-35PF
200V PC-MTG
:APACITDR-FXD
.OlUF
+BO-20%
1OOVDC
CER
:APACITDR-FXD
.OlUF
+80-20%
1OOVDC
CER
74970
52763
52763
805-504
Y~V
1032
805-504
Y5V
1032
CD15ED680F03
187-0306-125
302-450-502
304-324-573
805-504
Y5V
1032
805-504
y5v
1032
:AP-FXD
5.lpF
500
V
52763
:APACITDR-FXD
.OlUF
+80-20%
1OOVDC
CER
:AP-FXD
5.lpF
500
V
:APACITOR-FXD
6BPF +-1%
JOOVDC
MICA
-2O/
:APACITDR-V
TRMR-AIR
1.7-1lPF
175V PC-MT
:AP-VAR
4.5pF
2OpF
160 V
:APACITOR-V
TRMR-CER
9-35PF
200V PC-MTG
:APACITOR-FXD
.DlUF
+80-20%
1OOVDC
CER
:AP-FXD
3pF
500
V
:APACITOR-FXD
.OlUF
+80-20%
1OOVDC
CER
52763
09023
74970
52763
52763
52763
805-504
Y~V
1032
CDlSED6BOF03
187-0306-125
302-450-502
304-324-573
805-504
Y5V
1032
805-504
Y~V
1032
*Indicates factoy-selected value
8566260174 Parts List
Page 1 of 7

HP Part Number 85662-60174
A4A7
3 MHz Bandwidth Filter
Description
CAPACITOR-FXD
.OlUF
+BO-20%
1OOVDC
CER
CAP-FXD 3pF
500
V
Mfr
Code
Mfr Part
Number
805-504 Y~V
1032
CAPACITOR-FXD
.D47UF
+80-20%
1OOVDC
CER
CAPACITOR-FXD 2.2UF+-10% 20VDC TA
CAPACITOR-FXD 2.2UF+-10% POVDC TA
5276:
56286
56289
56289
56289
56289
56289
562CZClOlAL473ZA26
150D225X9020A2-DYS
150D225X9020A2-DYS
CAPACITOR-FXD 2.2UF+-10% POVDC TA
CAPACITOR-FXD 2.2UF+-10% 20VDC TA
CAPACITOR-FXD 2.2UF+-10% 20VDC TA
CAPACITOR-FXD 2.2UF+-10% POVDC TA
CAPACITOR-FXD
.OlUF
+80-20%
1OOVDC
CER
150D225X9020A2-DYS
150D225X9020A2-DYS
15OD225X9020A2-DYS
1500225X9020A2-DYS
805-504 Y5V 1032
CAPACITOR-FXD
.OlUF
+BO-20%
1OOVDC
CER
805-504 Y~V 1032
CAPACITOR-FXD
.047u~
+ao-20%
loov~c
CER
562CZClOlAL473ZA26
CAPACITOR-FXD
.022UF
+BO-20%
1OOVDC
CER
562CZClOlAH223ZA23
CAPACITOR-FXD
.OlUF
+80-20%
1ODVDC
CER
805-504 Y5V 1032
CAPACITOR-FXD
.OlUF
+80-20%
1DOVDC
CER
805-504 Y~V 1032
CAPACITOR-FXD
.OlUF
+80-20%
1OOVDC
CER
805-504 Y~V 1032
CAPACITOR-FXD
.OlUF
+80-20%
1OOVDC
CER
805-504 Y~V
1032
CAPACITOR-FXD
.047UF
+80-20%
1OOVDC
CER
562CZClOlAL473ZA26
CAPACITOR-FXD
.022uF
+ao-20%
loovDc
CER 562CZClOlAH223ZA23
CAPACITOR-FXD
.OlUF
+80-20%
1OOVDC
CER
805-504 Y~V
1032
CAPACITOR-FXD
.OlUF
+80-20%
1OOVDC
CER
805-504 Y~V
1032
CAPACITOR-FXD
.OlUF
+80-20%
1OOVDC
CER
805-504 Y5V
1032
CAPACITOR-FXD
.OlUF
+80-20%
1OOVDC
CER
805-504 Y5V
1032
CAPACITOR-FXD
.047u~
+ao-20%
loov~c
CER
562CZClOlAL473ZA26
CAPACITOR-FXD
.022u~
+ao-20%
loov~c
CER
562CZClOlAH223ZA23
CAPACITOR-FXD
.OlUF
+80-20%
1OOVDC
CER
805-504 Y~V 1032
CAPACITOR-FXD
.OlUF
+BO-20%
1OOVDC
CER
805-504 Y~V
1032
CAPACITOR-FXD
.OlUF
+BO-20%
1OOVDC
CER
805-504 Y5V
1032
CAPACITOR-FXD
.OlUF
+80-20%
1OOVDC
CER
805-504 Y~V 1032
CAPACITOR-FXD
.047UF
+BO-20%
1ODVDC
CER 562CZClOlAL473ZA26
CAPACITOR-FXD
.022UF
+80-20%
1OOVDC
CER
562CZClOlAH223ZA23
:APACITOR-FXD
.OlUF
+BD-20%
1OOVDC
CER
805-504 YSV
1032
:APACITOR-FXD
.OlUF
+BO-20%
1OOVDC
CER
805-504 Y5V 1032
:APACITDR-FXD
.OlUF
+8D-20%
1OOVDC
CER
805-504 Y5V 1032
:APACITDR-FXD
.OlUF
+80-20%
1OOVDC
CER
805-504 Y5V
1032
:APACITOR-FXD
.047u~
+ao-20%
100~~~
CER
562CZClOlAL473ZA26
:APACITOR-FXD
.022u~
+ao-20%
loov~c
CER
562CZClOlAH223ZA23
:APACITDR-FXD
.OlUF
+BO-20%
1OOVDC
CER
805-504 Y~V 1032
:APACITOR-FXD
.OlUF
+BO-20%
1OOVDC
CER
805-504 Y5V
1032
:APACITOR-FXD
.047u~
+ao-20%
loov~c
CER
562CZClOlAL473ZA26
:APACITDR-FXD
.047UF
+BO-20%
1OOVDC
CER 562CZClOlAL473ZA26
:APACITOR-FXD
.047UF
+BO-20%
1OOVDC
CER
562CZClOlAL473ZA26
:APACITOR-FXD
.047UF
+80-20%
1OOVDC
CER
562CZClOlAL473ZA26
:APACITOR-FXD
.047UF
+8D-20%
1OOVDC
CER
562CZClOlAL473ZA26
:APACITOR-FXD
.047UF
+80-20%
1OOVDC
CER
562CZClOlAL473ZA26
:APACITDR-FXD
.047UF
+80-20%
1OOVDC
CER
:APACITOR-FXD
.047uF
+ao-20%
loov~c
CER
:AP-FXD
6.2pF
500 V
562CZClOlAL473ZA26
562CZClOlAL473ZA26
52763
*Ind&xtes
factoy-selected
value
Reference
Designatior
HP Part
Number
A4A7C46
A4A7C47
A4A7C4B
A4A7C49
A4A7C50
0160-2055
0160-2244
0160-4300
olao-0197
olao-0197
A4A7C51
A4A7C52
A4A7C53
A4A7C54
A4A7C55
olao-0197
olao-0197
olao-0197
olao-0197
0160-2055
A4A7C56
0160-2055
!
A4A7C57
0160-4300
I
A4A7C58
0160-4297
!
A4A7C59 0160-2055
C
A4A7C60
0160-2055
c
A4A7C61 0160-2055
C
A4A7C62
0160-2055
c
A4A7C63
0160-4300
1
A4A7C64
0160-4297
c
A4A7C65
0160-2055
c
A4A7C66
A4A7C67
A4A7C68
A4A7C69
A4A7C70
0160-2055
0160-2055
D160-2055
D160-4300
D160-4297
A4A7C71 3160-2055
A4A7C72
3160-2055
A4A7C73
3160-2055
A4A7C74
5160-2055
A4A7C75
3160-4300
A4A7C76
1160-4297
A4A7C77
1160-2055
A4A7C78
1160-2055
A4A7C79
1160-2055
A4A7C80
1160-2055
A4A7CBl 1160-4300
A4A7C82 1160-4297
A4A7C83 1160-2055
A4A7C84 1160-2055
A4A7C85 )160-4300
5
3
3
1
5
3
3
3
3
1
5
3
3
3
3
I
5
I
I
A4A7C86
A4A7CB7
A4A7caa
A4A7CB9
A4A7C90
)160-4300
)160-4300
)160-4300
)160-4300
)160-4300
R4A7C91
)160-4300
44A7C92
1160-4300
44A7C93*
1160-2252
85662-60174
Parts List
Page2of7
2t
1
1
1
1
1
1
1
1
1
1
1
1
1
1
1
1
1
1
1
1
1
1
1
1
1
1
1
1
1
1
1
1
1
1
1
1
1
1
1
1
1
1
1
1
1
1
1
1

HP Part Number 85662-60174
A4A7
3 MHz Bandwidth Filter
Description
Mfr
I I
Mfr
Part
Code Number
A4A7CRl
A4A7CR2
A4A7CR3
A4A7CR4
A4A7CR5
A4A7CR6
A4A7CR7
A4A7CR8
A4A7CR9
A4A7CRlO
A4A7CRll
A4A7CR12
A4A7CR13
A4A7CR14
A4A7CR15
A4A7CR16
A4A7CRl7
A4A7CR18
A4A7CR19
A4A7CR20
A4A7CR21
A4A7CR22
A4A7CR23
A4A7CR24
A4A7CR25
A4A7CR26
A4A7CR27
A4A7CR28
A4A7CR29
A4A7CR30
A4A7El
A4A7E2
A4A7E3
A4A7E4
A4A7ES
A4A7E6
A4A7E7
A4A7E8
A4A7E9
A4A7ElO
A4A7Ell
A4A7E12
A4A7E13
A4A7E14
A4A7E15
A4A7E16
A4A7E17
1901-0040
1901-0040
1901-0040
1901-0040
1901-0040
1901-0040
1901-0040
1901-0040
1901-0040
1901-0040
1901-0040
1901-0040
1901-0040
1901-0040
1901-0040
1901-0040
1901-0040
1901-0040
1901-0040
1901-0040
1901-0040
1901-0040
1901-0040
1901-0040
1901-0040
1901-0040
1901-0040
1901-0040
11
DIODE-SWITCHING 30V 50MA 2NS DO-35
1901-0040
11
DIODE-SWITCHING 30V 50MA 2NS DO-35
1901-0040
11
DIODE-SWITCHING 30V 50MA 2NS DO-35
9170-0029
3
1
CORE-SHIELDING
BEAD
9170-0029
3
1
CDRE-SHIELDING
BEAD
9170-0029
3
1
CORE-SHIELDING
BEAD
9170-0029
3
1
CORE-SHIELDING
BEAD
9170-0029
3
1
CORE-SHIELDING
BEAD
9170-0029 3
1
CORE-SHIELDING
BEAD
9170-0029
3
1
CORE-SHIELDING BEAD
9170-0029
3
1
CORE-SHIELDING BEAD
9170-0029
3
1
CORE-SHIELDING
BEAD
9170-0029
3
1
CORE-SHIELDING
BEAD
9170-0029
3
1
CORE-SHIELDING
BEAD
9170-0029
3
1
CORE-SHIELDING
BEAD
9170-0029
3
1
CORE-SHIELDING
BEAD
9170-0029
3
1
CORE-SHIELDING
BEAD
9170-0029
3
1
CORE-SHIELDING
BEAD
9170-0029
3
1
CORE-SHIELDING
BEAD
9170-0029
3
1
CORE-SHIELDING
BEAD
11
II
I
DIODE-SWITCHING 30V 50MA 2NS DO-35
11
DIODE-SWITCHING 30V 50MA 2NS DO-35
11
DIODE-SWITCHING 30V 50MA 2NS DO-35
71468
11
DIODE-SWITCHING 3DV 50MA 2NS DO-35
71468
11
DIODE-SWITCHING 3DV 50MA 2NS DO-35
71468
11
DIODE-SWITCHING 30V 50MA 2NS DO-35
71468
11
DIODE-SWITCHING 30V 50MA 2NS
DO-35 71468
11
DIODE-SWITCHING 30V 50MA 2NS DO-35
71468
11
DIODE-SWITCHING 30V 50MA 2NS DO-35
71468
11
DIODE-SWITCHING 30V 50MA 2NS DO-35
71468
11
DIODE-SWITCHING 30V 5DMA 2NS DO-35
71468
11
DIODE-SWITCHING 30V 50MA 2NS DO-35
71468
11
DIODE-SWITCHING 3DV 50MA 2NS DO-35
71468
11
DIODE-SWITCHING 30V
50MA
2NS DO-35
71468
11
DIODE-SWITCHING 30V 50MA 2NS DO-35
71468
11
DIODE-SWITCHING 30V 50MA 2NS DO-35
71468
11
DIODE-SWITCHING 30V
SOMA
2NS DO-35
71468
11
DIODE-SWITCHING 30V 50MA 2NS DO-35
71468
11
DIODE-SWITCHING 30V 50MA 2NS DO-35
71468
11
DIODE-SWITCHING 30V 50MA 2NS DO-35
71468
11
DIODE-SWITCHING 30V
5OMA
2NS DO-35
71468
11
DIODE-SWITCHING 30V 50MA 2NS DO-35
71468
11
DIODE-SWITCHING 30V 50MA 2NS DO-35
71468
11
DIODE-SWITCHING 30V 50MA 2NS DO-35
71468
11
DIODE-SWITCHING 30V 50MA 2NS DO-35
71468
11
DIODE-SWITCHING 30V 50MA 2NS DO-35
71468
11
DIODE-SWITCHING 30V 50MA 2NS DO-35
71468
71468
71468
71468
71468
71468
02114
56-590-65A2/4A
02114
56-590-65A2/4A
02114
56-590-65A2/4A
02114
56-590-65A2/4A
02114
56-590-65A2/4A
02114
56-590-65A2/4A
02114
56-590-65A2/4A
02114
56-590-65A2/4A
02114
56-590-65A2/4A
02114
56-590-65A2/4A
02114
56-590-65A2/4A
02114
56-590-65A2/4A
02114
56-590-65A2/4A
02114
56-590-65A2/4A
02114
56-59D-65A2/4A
02114
56-590-65A2/4A
02114
56-590-65A2/4A
*Indicates facto~selected
value
85662-60174 Parts List
Page 3 of 7

HP Part Number
66662.60174
A4A7
3 MHz Bandwidth Filter
Reference
Designation
A4A7E18
A4A7E19
A4A7E20
A4A7E21
A4A7E22
HP Part
Number
F
9170-0029
19170-0029
9170-0029
9170-0029
9170-0029
A4A7Ll 9100-1643
A4A7L2
9100-1648
A4A7L3
9100-1629
A4A7L4
9100-1643
A4A7L5
9100-1648
A4A7L6
9100-1629
A4A7L7
9100-1643
A4A7L8
9100-1648
A4A7L9
9100-1629
A4A7LlO
9100-1643
A4A7Lll 9100-1648
A4A7L12
9100-1629
A4A7L13
9100-1643
A4A7L14
9100-1648
A4A7L15
9100-1629
A4A7L16 9100-1643
A4A7L17 9140-0114
A4A7L18 9140-0114
44A7L19 9140-0114
44A7L20 9140-0114
94A7L21
44A7L22
44A7MP2
44A7MP4
44A7MP5
9140-0114
3140-0114
5960-0069
5960-0069
\4A7Ql
1853-0034
\4A7Q2
1855-0081
\4A7Q3
1854-0882
\4A7Q4
1854-0023
\4A7Q5
1853-0034
L4A7Q6 1855-0081
14A7Q7 1854-0882
14A7Q8 1854-0023
r4A7Q9 .853-0034
~4A7Q10 .855-0081
44A7Qll 1854-0882
44A7Q12 1854-0023
44A7Q13 1853-0034
14A7Q14 1855-0081
\4A7Q15 1854-0882
\4A7Q16 1854-0023
\4A7Q17
1853-0034
\4A7Q18 1855-0081
85662-60174
Parts
List
Page 4 of 7
I
,
1
1
1
!
i
1
1
4
4
4
4
3
3
3
1
3
3
I
i
I
I
1
t2
I
1
I
1
1
1
1
1
1
1
1
1
1
1
1
1
1
1
1
1
1
1
1
1
1
1
1
1
1
1
1
1
1
1
1
1
1
1
1
1
1
1
1
1
1
1
1
Description
CORE-SHIELDING BEAD
02111
56-590-65A2/4A
CORE-SHIELDING BEAD
02111
56-590-65A2/4A
CORE-SHIELDING BEAD
02111
56-590-65A2/4A
CORE-SHIELDING BEAD
0211d
56-590-65A2/4A
CORE-SHIELDING BEAD
02111
56-590-65A2/4A
INDUCTOR RF-CH-MLD
300UH
+-5%
.20-INX.4! 998Dt
2500-02
INDUCTOR RF-CH-ML0 560UH +-5X
.2D-INX.4! 998OC
2500-16
INDUCTOR RF-CH-MLD 47UH +-5%
.166D-INX.: 99801
1537-60
INDUCTOR RF-CH-MLD
3DOUH
+-5%
.2D-INX.4! 9980C
2500-02
INDUCTOR RF-CH-MLD 560UH +-5%
.20-INX.4!
9980C 2500-16
INDUCTOR RF-CH-MLD 47UH +-5%
.166D-INX.: 99800 1537-60
INDUCTOR RF-CH-MLD 300UH +-5X
.2D-INX.4E 99800 2500-02
INDUCTOR RF-CH-MLD 560UH +-5%
.2D-INX.4: 99800 2500-16
INDUCTOR RF-CH-MLD 47UH +-5X
.166D-INX.! 99800 1537-60
INDUCTOR RF-CH-ML0 300UH +-5%
.2D-INX.45 99800 2500-02
INDUCTOR RF-CH-ML0 560UH +-5%
.2D-INX.45 99800 2500-16
INDUCTOR RF-CH-ML0 47UH +-5%
.166D-INX.3 99800 1537-60
INOUCTOR RF-CH-MLD 300UH +-5%
.2D-INX.45 99800 2500-02
INDUCTOR RF-CH-MLD 560UH +-5%
.2D-INX.45 99800 2500-16
[NDUCTDR
RF-CH-MLD 47UH +-5%
.1660-INX.3 99800 1537-60
[NDUCTOR RF-CH-MLD 300UH +-5%
.2D-INX.45 99800 2500-02
[NDUCTOR RF-CH-ML0
1OUH
+-lo%
.166D-INX. 99800 1537-36
[NDUCTOR RF-CH-MLD
1OUH
+-lo%
.166D-INX.
99800
1537-36
INDUCTOR RF-CH-MLD
1OUH
+-lo%
.166D-INX. 99800 1537-36
INDUCTOR RF-CH-MLD
1OUH
+-10X
.166D-INX. 99800 1537-36
:NDUCTOR
RF-CH-MLD
1OUH
+-lo%
.166D-INX.
:NDUCTOR
RF-CH-MLD
1OUH
+-lo%
.166D-INX.
IOT ASSIGNED
99800 1537-36
99800 1537-36
'LUG-HOLE CNCL-HD FOR
.125-D-HOLE
NYL
02768 207-080501-00-0101
'LUG-HOLE CNCL-HD FOR
.125-D-HOLE
NYL
02768 207-080501-00-0101
'RANSISTOR PNP SI TO-18 PD=360MW
04713
'RANSISTOR J-FET N-CHAN D-MODE SI 34677
'RANSISTOR NPN
PD900MW
FT=LOOMHZ
56289
'RANSISTOR NPN SI TO-18 PD=360MW
25403
'RANSISTOR PNP SI TO-18 PD=360MW
04713
RANSISTOR J-FET N-CHAN D-MODE SI
34677
RANSISTOR NPN
PD900MW
FT=ZOOMHZ
56289
RANSISTOR NPN SI TO-18 PD=360MW
25403
RANSISTOR PNP SI TO-18 PD=360MW
04713
RANSISTOR J-FET N-CHAN D-MODE SI
34677
[RANSISTOR NPN
PD900MW
FT=200MHZ
56289
rRANSISTOR
NPN SI TO-18
PD=360MW
25403
'RANSISTOR PNP SI TO-18 PD=360MW
04713
'RANSISTOR J-FET N-CHAN D-MODE SI 34677
'RANSISTOR NPN PD=BOOMW FT=ZOOMHZ
56289
'RANSISTOR NPN SI TO-18 PD=360MW
25403
'RANSISTOR PNP SI TO-18 PD=36DMW
04713
'RANSISTOR J-FET N-CHAN D-MODE SI 34677
*Indicates factory-selected
vahe
Mfr
Mfr Part
Code
Number

HP Part Number 85662160174
A4A7
3 MHz Bandwidth Filter
Description
A4A7Q19
A4A7Q20
I
1854-0023
1854-0882
9
1
TRANSISTOR NPN SI TO-18 PD=360MW
25403
8
1
TRANSISTOR NPN
PD=JOOMW
FT=200MHZ
56289
A4A7Q21 1853-0034
0
A4A7Q22
1854-0345
8
A4A7Rl 0757-0441
8
A4A7R2
0757-0442
9
A4A7R3
0757-0346
2
A4A7R4
0757-0401
A4A7R5
0757-0394
A4A7R6
0698-3154
A4A7R7
0757-0280
A4A7R8
0757-0346
A4A7R9
0757-0397
A4A7RlO
0698-3447
A4A7Rll 0757-0420
A4A7R12*
0757-0444
A4A7R13*
0757-0444
A4A7R14
0757-0401
A4A7R15
0757-0405
A4A7R16
0757-0394
A4A7R17
~0698-3154
A4A7R18
~0757-0280
A4A7R19
A4A7R20
A4A7R21
A4A7R22
A4A7R23*
I
A4A7R24*
A4A7R25
A4A7R26
A4A7R27
A4A7R28
I
0757-0346
0757-0401
0698-3447
0757-0420
0757-0444
0
0
0
3
2
3
4
3
1
1
0
4
0
0
3
2
0
4
3
1
RESISTOR 10 +-1%
.125W
TF TC=O+-100
91637 CMF-55-1. T-l
RESISTOR 100 +-1%
.125W
TF TC=O+-100
19701
SFR25H
RESISTOR 422 1%
.125W
TF TC=O+-100
19701 SFR25H
RESISTOR 750 +-1%
.125W
TF TC=O+-100
19701 SFR25H
RESISTOR
12.1K
+-1%
.125W
TF TC=O+-100
19701 SFR25H
0757-0444
1
1
RESISTOR 12.1K
+-1%
.125W
TF TC=O+-100
19701
SFR25H
0757-0416
7
1
RESISTOR
511 +-1%
.125W
TF TC=O+-100
19701
SFR25H
0757-0405
4
1
RESISTOR
162 +-I%
.125W
TF TC=O+-100
19701
SFR25H
0757-0394
0
1
RESISTOR
51.1 +-1%
.125W
TF TC=O+-100
19701
SFR25H
0698-3154
0
1
RESISTOR
4.221: 1%
.125W
TF TC=O+-100
19701 SFR25H
A4A7R29
0757-0280
3
1
RESISTOR
IK
+-1%
.125W
TF TC=O+-100
19701
SFR25H
A4A7R30
2100-3426
6
1
RESISTOR-TRMR 20 10% TKF SIDE-ADJ
I-TRN 32997
3386X-146-200
A4A7R31 0757-0401
0
1
RESISTOR
100
+-1%
.125W
TF TC=O+-100
19701 SFR25H
A4A7R32
0698-3447
4
1
RESISTOR 422 1%
.125W
TF TC=O+-100
19701 SFR25H
A4A7R33
0757-0420
3
1
RESISTOR 750 +-1%
.125W
TF
TC=O+-100
19701 SFR25H
A4A7R34*
0757-0444
A4A7R35*
0757-0444
A4A7R36
0757-0416
A4A7R37
0757-0405
A4A7R38
0757-0394
RESISTOR
12.1K
+-1X
.125W
TF TC=O+-100
19701 SFR25H
RESISTOR
12.1K
+-1%
.125W
TF TC=O+-100
19701
SFR25H
RESISTOR 511 +-1%
.125W
TF
TC=O+-100
19701
SFR25H
RESISTOR 162 +-1%
.125W
TF TC=O+-100
19701
SFR25H
RESISTOR 51.1 +-1%
.125W
TF TC=O+-100
19701
SFR25H
A4A7R39
0698-3154
A4A7R40
0757-0280
A4A7R41 2100-3426
A4A7R42
0757-0401
A4A7R43
0698-3447
TRANSISTOR PNP SI TO-18 PD=36OMW
04713
TRANSISTOR NPN 215179 SI TO-72 PD=LOOMW
04713
RESISTOR 8.25K +-1%
.125W
TF TC=O+-100
19701
RESISTOR
10K
+-1%
.125W
TF
TC=O+-100
19701
RESISTOR 10 +-1%
.125W
TF TC=O+-100
91637
RESISTOR 100 +-1%
.125W
TF TC=O+-100
19701 SFR25H
RESISTOR 51.1 +-1%
.125W
TF TC=O+-100
19701 SFR25H
RESISTOR 4.221: 1%
.125W
TF TC=O+-100
19701
SFR25H
RESISTOR
1K
+-1X
.125W
TF
TC=O+-100
19701
SFR25H
RESISTOR 10 +-1%
.125W
TF TC=O+-100
91637
CMF-55-1, T-l
RESISTOR 68.1 +-1%
.125W
TF TC=O+-100
19701 SFR25H
RESISTOR 422 1%
.125W
TF
TC=O+-1OD
19701 SFR25H
RESISTOR 750 +-1%
.125W
TF
TC=O+-100
19701
SFR25H
RESISTOR
12.1K
+-1%
.125W
TF TC=O+-100
19701
SFR25H
RESISTOR
12.1K
+-1%
.125W
TF TC=O+-100
19701
SFR25H
RESISTOR 100 +-1%
.125W
TF TC=O+-100
19701 SFR25H
RESISTOR 162 +-1%
.125W
TF
TC=O+-100
19701 SFR25H
RESISTOR 51.1 +-1%
.125W
TF TC=O+-100
19701
SFR25H
RESISTOR 4.22K 1%
.125W
TF TC=O+-100
19701 SFR25H
RESISTOR
1K
+-1%
.125W
TF TC=O+-100
19701
SFR25H
Mfr Mfr Part
Code Number
215179
SFR25H
SFR25H
CMF-55-1. T-l
RESISTOR 4.221: 1%
.125W
TF TC=O+-100
19701
SFR25H
RESISTOR
1K
+-1%
.125W
TF TC=O+-100
19701
SFR25H
RESISTOR-TRMR 20 10% TKF SIDE-ADJ l-TRN
32997
3386X-Y46-200
RESISTOR 100 +-1%
.125W
TF TC=O+-100
19701
SFR25H
RESISTOR 422 1%
.125W
TF
TC=O+-100
19701
SFR25H
*Indicates
factoyselected
value
85662-6Q174
Parts List
Page 5 of 7

HP Part Number 85662-60174
A4A7
3 MHz Bandwidth Filter
Reference
HP Part C
Mfr
Mfr Part
Designation
Number D
Qty Description
Code Number
A4A7R44
0757-0420 3 1
RESISTOR 750 +-1%
.125W
TF
TC=O+-100
19701 SFR25H
A4A7R45*
0757-0444 1 1
RESISTOR
12.lK
+-1%
.125W
TF TC=D+-100
19701 SFR25H
A4A7R46*
0757-0444 1 1
RESISTOR
12.1K
+-1%
.125W
TF TC=O+-100
19701 SFR25H
A4A7R47
0757-0416 7 1
RESISTOR 511 +-I%
.125W
TF TC=D+-100
19701 SFR25H
A4A7R48
0757-0405 4 1
RESISTOR 162 +-1%
.125W
TF TC=O+-100
19701
SFR25H
A4A7R49
0757-0394 0 1
RESISTOR 51.1 +-I%
.125W
TF TC=O+-100
19701 SFR25H
A4A7R50
0698-3154 0 1
RESISTOR 4.221: 1%
.125W
TF TC=O+-100
19701
SFR25H
A4A7R51
0757-0280 3
1
RESISTOR
1K
+-1%
.125W
TF TC=D+-100
19701
SFR25H
A4A7R52
0757-0346 2 1
RESISTOR 10 +-I%
.125W
TF TC=O+-100
91637 CMF-55-1. T-l
A4A7R53
0757-0401 0 1
RESISTOR 100 +-1%
.125W
TF TC=O+-100
19701 SFR25H
A4A7R54
0698-3447 4 1
RESISTOR 422 1%
.125W
TF TC=O+-100
19701
SFR25H
A4A7R55
0757-0420 3 1
RESISTOR 750 +-1%
.125W
TF TC=O+-100
19701
SFR25H
A4A7R56*
0757-0443 D 1
RESISTOR
11K
+-1%
.125W
TF TC=O+-100
19701 SFR25H
A4A7R57*
0757-0443 0 1
RESISTOR
11K
+-1%
.125W
TF TC=O+-100
19701
SFR25H
A4A7R58
0757-0405 4 1
RESISTOR 162 +-1%
.125W
TF
TC=O+-100
19701
SFR25H
A4A7R59
0698-3438 3 1
RESISTOR 147 1%
.125W
TF TC=O+-100
19701 SFR25H
A4A7R60*
0698-3435 0 1
RESISTOR 38.3 1%
.125W
TF TC=O+-100
19701 SFR25H
A4A7R61
0698-3447 4 1
RESISTOR 422 1%
.125W
TF TC=D+-100
19701 SFR25H
A4A7R62
0698-3435 0
1
RESISTOR 38.3 1%
.125W
TF TC=O+-100
19701
SFR25H
A4A7R63
0757-0401 0 1
RESISTOR 100 +-1%
.125W
TF TC=O+-100
19701 SFR25H
A4A7R64
0757-0401 0 1
RESISTOR 100 +-1%
.125W
TF TC=O+-100
19701 SFR25H
A4A7R65
0757-0401 0 1
RESISTOR 100 +-I%
.125W
TF TC=O+-100
19701 SFR25H
A4A7R66*
0757-0394 0 1
RESISTOR 51.1 +-1%
.125W
TF TC=O+-100
19701
SFR25H
A4A7R67
0698-3443 0 1
RESISTOR 287 1%
.125W
TF TC=O+-100
19701 SFR25H
A4A7R68*
0698-3437 2 1
RESISTOR 133 1%
.125W
TF TC=O+-100
19701 SFR25H
A4A7R69
0698-0082 7 1
RESISTOR 464 1%
.125W
TF TC=O+-100
19701 SFR25H
A4A7R70*
0698-0082 7
1
RESISTOR 464 1%
.125W
TF TC=O+-100
19701 SFR25H
A4A7R71
0757-0416 7
1
RESISTOR 511 +-1%
.125W
TF
TC=O+-100
19701 SFR25H
A4A7R72*
0698-0083 8 1
RESISTOR
1.96K
1%
.125W
TF TC=O+-100
19701 SFR25H
A4A7R73
0757-0416 7 1
RESISTOR 511 +-1X
.125W
TF TC=O+-100
19701 SFR25H
A4A7R74*
0757-0395 1 1
RESISTOR 56.2 +-1%
.125W
TF TC=O+-100
19701
SFR25H
A4A7R75
0698-3443 0 1
RESISTOR 287 1%
.125W
TF TC=O+-100
19701 SFR25H
A4A7R76*
0698-3437 2
1
RESISTOR 133 1%
.125W
TF TC=O+-100
19701 SFR25H
A4A7R77
0698-0082 7 1
RESISTOR 464 1%
.125W
TF TC=O+-100
19701
SFR25H
A4A7R78* 0698-0082
7
1
RESISTOR 464 1%
.125W
TF TC=O+-100
19701 SFR25H
A4A7R79
0757-0416 7 1
RESISTOR 511 +-1%
.125W
TF TC=O+-100
19701 SFR25H
A4A7R80*
0698-0083 8 1
RESISTOR
1.96K
1%
.125W
TF TC=O+-100
19701 SFR25H
R4A7R81
0757-0416 7 1
RESISTOR 511 +-1%
.125W
TF TC=O+-100
19701 SFR25H
R4A7R82*
0757-0395
1
1
RESISTOR 56.2 +-I%
.125W
TF TC=O+-100
19701 SFR25H
R4A7R83
0698-3443 0
1
RESISTOR 287 1%
.125W
TF TC=O+-100
19701 SFR25H
94A7R84*
0698-3437 2 1
RESISTOR 133 1%
.125W
TF TC=O+-100
19701
SFR25H
44A7R85
0698-0082 7 1
RESISTOR 464 1%
.125W
TF TC=O+-100
19701 SFR25H
44A7R86*
0757-0416 7 1
RESISTOR 511 +-1%
.125W
TF TC=O+-100
19701 SFR25H
44A7R87
0757-0416 7 1
RESISTOR 511 +-1%
.125W
TF TC=O+-100
19701
SFR25H
44A7R88*
0698-0083 8 1
RESISTOR
1.96K
1%
.125W
TF TC=O+-100
19701
SFR25H
44A7R89
0757-0416 7 1
RESISTOR 511 +-1%
.125W
TF TC=O+-100
19701 SFR25H
44A7R90*
0757-0395
11
RESISTOR 56.2 +-1%
.125W
TF TC=O+-100
19701 SFR25H
\4A7R91
0698-3443 0 1
RESISTOR 287 1%
.125W
TF TC=O+-100
19701
SFR25H
8.5662-60174
Parts List
*Zndicates
factory-selected
value
Page 6 of 7

HP Part Number 85662-60174
A4A7
3 MHz Bandwidth Filter
Reference
I
HP Part
Designation Number
A4A7R92*
0698-3437
2
A4A7R93 0698-0082
7
A4A7R94*
0757-0416
7
A4A7R95
0757-0416
7
A4A7R96*
0698-0083
a
A4A7R97 0757-0416
7
A4A7R98*
0757-0394
a
A4A7R99 0698-3443
A4A7RlOO*
0698-3437
A4A7RlOl 0698-0082
A4A7R102*
0757-0416
A4A7R103 0757-0416
A4A7R104*
0698-0083
8
A4A7R105
0757-0416
7
A4A7R106
0757-0465
6
A4A7R107 0757-0465
6
A4A7R108
0757-0465
6
A4A7R109 0757-0465
A4A7TPl 0360-1788
A4A7TP2 0360-1788
A4A7TP3 0360-1788
A4A7TP4 0360-1788
A4A7TP5
0360-1788
A4A7TP6
0360-1788
A4A7TP7 0360-1788
A4A7TP8
0360-1788
A4A7TP9 0360-1788
A4A7TPlO
0360-1788
A4A7Yl 0410-0404
A4A7Y2
A4A7Y3
A4A7Y4
A4A7Y5
II
I
by
Description
a
~ 2
7
7
7
6
7
7
7
7
7
7
7
7
7
7
9
9
1
1
1
1
1
1
RESISTOR 133 1%
.125W
TF TC=O+-100
19701
SFR25H
RESISTOR 464 1%
.125W
TF
TC=O+-100
19701
SFR25H
RESISTOR 511 +-1%
.125W
TF
TC=O+-100
19701
SFR25H
RESISTOR 511 +-1%
.125W
TF TC=O+-100
19701
SFR25H
RESISTOR
1.96K
1%
.125W
TF TC=O+-100
19701
SFR25H
RESISTOR 511 +-1%
.125W
TF TC=O+-100
19701
SFR25H
RESISTOR 51.1 +-1%
.125W
TF TC=O+-100
19701
SFR25H
RESISTOR 287 1%
.125W
TF TC=O+-100
19701
SFR25H
RESISTOR 133 1%
.125W
TF TC=O+-100
19701
SFR25H
RESISTOR 464 1%
.125W
TF TC=O+-100
19701
SFR25H
RESISTOR 511 +-1%
.125W
TF TC=O+-100
19701
SFR25H
RESISTOR 511 +-1%
.125W
TF TC=O+-100
19701
SFR25H
RESISTOR
1.96K
1%
.125W
TF TC=D+-100
19701
SFR25H
RESISTOR 511 +-I%
.125W
TF TC=O+-100
19701
SFR25H
RESISTOR
1OOK
+-I%
.125W
TF TC=O+-100
19701
SFR25H
RESISTOR
1OOK
+-1%
.125W
TF TC=O+-100
19701
SFR25H
RESISTOR
IOOK
+-1%
.125W
TF TC=O+-100
19701
SFR25H
RESISTOR
1OOK
+-1%
.125W
TF TC=O+-100
19701
CONNECTOR-SGL CONT PIN
.045-IN-BSC-SZ
SQ 04574
CONNECTOR-SGL CONT PIN
.045-IN-BSC-SZ
SQ 04574
CONNECTOR-SGL CONT PIN
.045-IN-BSC-SZ
SQ 04574
CONNECTOR-SGL CONT PIN
.045-IN-BSC-SZ
SQ 04574
SFR25H
CONNECTOR-SGL CONT PIN
.045-IN-BSC-SZ
SQ 04574
CONNECTOR-S6L
CONT PIN
.045-IN-BSC-SZ
SQ 04574
CONNECTOR-SGL CONT PIN
.045-IN-BSC-SZ
SQ 04574
CONNECTOR-SGL CONT PIN
.045-IN-BSC-SZ
SQ 04574
CONNECTOR-SGL CONT PIN
.045-IN-BSC-SZ
SQ 04574
CONNECTOR-SGL CONT PIN
.D45-IN-BSC-SZ
SQ
CRYSTAL-QUARTZ, PART OF A MATCHED SET OF
FIVE, INCLUDES A4A7Yl-A4A7Y5
CRYSTAL-QUARTZ, PART OF A MATCHED SET OF
FIVE, INCLUDES A4A7Yl-A4A7Y5 (REFER TO
A4A7Yl)
04574
00136
CRYSTAL-QUARTZ PART OF A MATCHED SET OF
FIVE. INCLUDES
~4~7~l-A4~7y5
(REFER TO
A4A7Yl)
CRYSTAL-QUARTZ PART OF A MATCHED SET OF
FIVE, INCLUDES A4A7Yl-A4A7Y5 (REFER TO
A4A7Y
1)
I
CRYSTAL-QUARTZ PART OF A MATCHED SET OF
FIVE, INCLUDES A4A7Yl-A4A7Y5 (REFER TO
A4A7Yl)
Mff
Mfr Part
Code Number
*Indicates factory-selected value
8.5662-60174
Parts List
Page 7 of 7

HP Part Number 85662-60173
A4A9
IF Control
Description Mfr
Mfr Part
Code Number
BOARD ASSEMBLY. IF CONTROL (OPTION H96)
28480 85662-60173
(SERIAL PREFIXES:
2517~-2810~)
CAP-FXD
2.2uF
20 V TA
56289 1500225X9020A2-DYS
CAP-FXD
2.2uF
20 V TA
56289 1500225X9020A2-OYS
CAP-FXD
2.2uF
20 V TA
56289 150D225X902DA2-DYS
CAP-FXD
2.2uF
20 V TA
56289 150D225X9020A2-DYS
CAPACITOR-FXD
.OlUF
+-lo%
1OOVDC
CER
04222 SAlOlC103KAAH
CAP-FXD
1OOOpF
100 V
04222 SR2DlC102MAAH
CAP-FXD
1OOOpF
100 V
04222 SR201C102MAAH
CAP-FXD
1OOOpF
100 V
04222 SR201ClD2MAAH
CAP-FXD
1OOOpF
100 V
04222 SR201ClD2MAAH
CAPACITOR-FXD
.OlUF
+-10x
1OOVDC
CER
04222 SAlOlC103KAAH
CAPACITOR-FXD
.OlUF
+-lo%
1OOVDC
CER
04222 SAlOlC103KAAH
CAPACITOR-FXD
.OlUF
+-lo%
1OOVDC
CER
04222 SAlOlC103KAAH
CAPACITOR-FXD
.OlUF
+-lo%
1OOVDC
CER
04222 SAlOlClD3KAAH
CAPACITOR-FXD
.OlUF
+-lo%
1OOVDC
CER
04222 SAlOlC103KAAH
CAPACITOR-FXD
.OlUF
+-10x
1OOVDC
CER
04222 SAlDlC103KAAH
CAPACITOR-FXD
.OlUF
+-lo%
1OOVDC
CER
04222 SAlOlClD3KAAH
CAPACITOR-FXD
.OlUF
+-10x
1OOVDC
CER
04222 SAlDlC103KAAH
CAPACITOR-FXD
.OlUF
+-lo%
1OOVDC
CER
04222 SAlOlC103KAAH
CAPACITOR-FXD
.OlUF
+-10X
1OOVDC
CER
04222 SAlOlC103KAAH
CAPACITOR-FXD
.OlUF
+-10x
1OOVDC
CER
04222 SAlOlC103KAAH
CAPACITOR-FXD
.OlUF
+-10x
1OOVDC
CER
04222 SAlOlC103KAAH
CAPACITOR-FXD
.OlUF
+-10x
1OOVDC
CER
04222 SAlOlC103KAAH
CAPACITOR-FXD
.OlUF
+-lo%
1OOVDC
CER
04222 SAlOlC103KAAH
DIODE-SWITCHING 30V 50MA 2NS DO-35
9N171 lN4148
DIODE-SWITCHING 30V
5OMA
2NS DO-35
9N171 IN4148
DIODE-SWITCHING 80V 200MA 2NS DO-35
9N171 lN4150
DIODE-SWITCHING 80V 200MA 2NS DO-35
9N171 lN4150
DIODE-SWITCHING 30V 50MA 2NS DO-35
9N171 lN4148
DIODE-SWITCHING 30V 50MA 2NS DO-35
9N171 lN4148
DIODE-SWITCHING 80V 20DMA 2NS DO-35
9N171 IN4150
)IODE-SWITCHING
80V 200MA 2NS DO-35
9N171 lN4150
IIODE-SWITCHING 80V 200MA 2NS DO-35
9N171 lN4150
JIODE-SWITCHING
30V 50MA 2NS DO-35
9N171 114148
IIODE-SWITCHING 30V 50MA 2NS DO-35
9N171 lN4148
IIODE-SWITCHING 30V 50MA 2NS DO-35
9N171 lN4148
)IODE-SWITCHING
30V 50MA 2NS DO-35
IIODE-SWITCHING 30V 50MA 2NS DO-35
IIODE-GE
6DV 60MA
1US
DO-7
IIODE-GE
60V 60MA
1US
DO-7
IIODE-SWITCHING 30V 50MA 2NS DO-35
9N171 lN4148
9N171 114148
9N171
IIODE-SWITCHING 30V 50MA 2NS DO-35
IIODE-SWITCHING 30V 50MA 2NS DO-35
IIODE-SWITCHING 80V 200MA 2NS DO-35
[NDUCTOR
RF-CH-MLD
5.6UH
+-lo%
.166D-INX
TRANSISTOR NPN 2N2222A SI TO-18 PD=SODMW
9N171
9N171
9N171
24226
04713
lN4148
lN4148
lN4148
lN4150
15M561K
2N2222A
*Indicates facto y-selected value
85662-60173 Parts List
Page 1 of 3
Reference
Designation
HP Part
Number
A4A9 85662-60173
A4A9Cl
A4A9C2
A4A9C3
A4A9C4
A4A9C6
0180-0197
a
0180-0197
a
0180-0197
8
0180-0197
a
0160-4832
4
A4A9C7
A4A9C8
A4A9C9
A4A9ClD
A4A9Cll
0160-3878
6
0160-3878
6
0160-3878
6
0160-3878
6
0160-4832
4
A4A9C12
0160-4832
A4A9C13
0160-4832
A4A9C14
0160-4832
A4A9C15
0160-4832
A4A9C16
0160-4832
A4A9C17 0160-4832
A4A9C18
0160-4832
A4A9C19 0160-4832
A4A9C20
0160-4832
A4A9C21 0160-4832
A4A9C22 0160-4832
A4A9C23
0160-4832
A4A9C24
0160-4832
A4A9CRl 1901-0040
A4A9CR2 1901-0040
A4A9CR4
A4A9CR5
A4A9CR6
A4A9CR7
A4A9CR8
1901-0050
1901-0050
1901-0040
1901-0040
1901-0050
A4A9CR9
1901-0050
A4A9CRlO
1901-0050
A4A9CRll 1901-0040
A4A9CR12
1901-0040
A4A9CR13 1901-0040
A4A9CR14
1901-0040
A4A9CR15
1901-0040
A4A9CR16
1910-0016
A4A9CR17 1910-DO16
A4A9CR18
1901-0040
A4A9CR19
A4A9CR20
A4A9CR21
A4A9Ll
1901-0040
1901-0040
1901-0050
3100-1618
A4A9Ql 1854-0477
a
4
4
4
4
4
4
4
4
4
4
4
4
4
1
1
3
3
1
1
3
3
3
1
1
1
1
1
3
3
1
1
1
3
1
7
31
-
1
1
1
1
1
1
1
1
1
1
1
1
1
1
1
1
1
1
1
1
1
1
1
1
1
1
1
1
1
1
1
1
1
1
1
1
1
1
1
1
1
1
1
1
1
1
-

HP Part Number
85662.60173
Reference
Designatior
HP Part
Number
A4A9Q2 1853-0281
A4A9Q3 1853-0281
A4A9Q6
1854-0404
A4A9Q8
1854-0404
A4A9Q9
1854-0404
A4A9QlO
1854-0404
A4A9Q20
1853-0281
A4A9Q21 1853-0281
A4A9Q25
1853-0281
A4A9Q27 1853-0281
A4A9Q28
1853-0281
A4A9Q29 1853-0281
A4A9Rl 0757-0442
A4A9R2 0757-0442
A4A9R4 0757-0442
A4A9R5
0757-0442
A4A9R7
0757-0442
A4A9RlO
0698-0085
A4A9Rll
0698-0085
A4A9R12 0757-0442
A4A9R13
0757-0280
A4A9R14
0757-0442
A4A9R15
0757-0442
A4A9R16
0757-0317
A4A9R17
0757-0442
A4A9R18
0757-0442
A4A9R19
9757-0442
A4A9R20
3757-0442
A4A9R21 3757-0442
A4A9R22 3698-3158
A4A9R23 3757-0463
A4A9R24 3757-0447
A4A9R25
3698-3161
A4A9R26
3698-3160
A4A9R27
1757-0442
A4A9R28
3757-0458
A4A9R29 1757-0420
A4A9R30
1757-0438
A4A9R33 1757-0438
A4A9R34
1757-0438
A4A9R35
1757-0438
A4A9R36
1757-0438
A4A9R40
1757-0444
A4A9R41 1698-3459
A4A9R42 1698-3243
A4A9R43 1698-0085
A4A9R44 1757-0428
A4A9R45 1757-0280
8X562-60173 Parts List
Page2of3
C
c
C
c
(
c
(
t
5
5
I
9
9
9
9
9
9
9
9
0
0
9
3
9
9
7
9
9
9
9
9
4
4
4
3
B
3
7
3
3
3
3
3
3
1
3
3
3
1
1
-
x
1
1
1
1
1
1
1
1
1
1
1
1
1
1
1
1
1
1
1
1
1
1
1
1
1
1
1
1
1
1
1
1
1
1
1
1
1
1
1
1
1
1
1
1
1
1
1
1
-
A4A9
IF Control
Description
Mfr
Mfr Part
Code Number
TRANSISTOR PNP
2N2907A
SI TO-18
PD=4OOMb
TRANSISTOR PNP
2N2907A
SI TO-18
PD=400ML
TRANSISTOR NPN SI TO-18
PD=360MW
TRANSISTOR NPN SI TO-18
PD=360MW
04713
04713
04713
04713
2N2907A
2N2907A
TRANSISTOR NPN SI TO-18
PD=360MW
TRANSISTOR NPN SI TO-18 PD=360MW
TRANSISTOR PNP
2N2907A
SI TO-18
PD=40DMk
TRANSISTOR PNP
2N2907A
SI TO-18
PD=400Mb
TRANSISTOR PNP
2N2907A
SI TO-18
PD=400Mk
04713
04713
04713
04713
04713
2N2907A
2N2907A
2N2907A
TRANSISTOR PNP
2N2907A
SI TO-18
PD=400Mb 04713 2N2907A
TRANSISTOR PNP
2N2907A
SI TO-18
PD=400Mk 04713
2N2907A
TRANSISTOR PNP
2N2907A
SI TO-18
PD=400MW 04713 2N2907A
RESISTOR
10K
+-1%
.125W
TF TC=O+-100
2M627
CR814 OR CRB25
RESISTOR
IOK
+-1%
.125W
TF TC=O+-100
2M627
CRB14 OR CR825
RESISTOR
10K
+-1%
.125W
TF TC=O+-100
2M627
CRB14 OR
CR825
RESISTOR
10K
+-1%
.125W
TF TC=O+-100
2M627
CRB14 OR CR825
RESISTOR
10K
+-1%
.125W
TF TC=O+-100
2M627
CRB14 OR CR825
RESISTOR 2.61K 1%
.125W
TF TC=O+-100
2M627
CRB14 OR CR825
RESISTOR 2.61K 1%
.125W
TF TC=O+-100
2M627
CR814 OR CRB25
RESISTOR
10K
+-1%
.125W
TF TC=O+-100
2M627 CRB14 OR CR825
RESISTOR
1K
+-1%
.125W
TF TC=O+-100
2M627 CRB14 OR CRB25
RESISTOR
10K
+-1%
.125W
TF TC=O+-100
2M627
CR814 OR CR825
RESISTOR
IOK
+-1%
.125W
TF TC=O+-100
2M627
CRB14 OR CRB25
RESISTOR
1.33K
+-1%
.125W
TF TC=O+-100
2M627
CRB14 OR CRB25
RESISTOR
10K
+-1%
.125W
TF TC=O+-100
2M627
CRB14 OR CRB25
RESISTOR
10K
+-I%
.125W
TF
TC=O+-100 2M627
CR814 OR CRB25
RESISTOR
10K
+-1%
.125W
TF TC=O+-100
2M627
CR814 OR CR825
RESISTOR
10K
+-1%
.125W
TF TC=O+-100
2M627
CRB14 OR CRB25
RESISTOR
10K
+-1X
.125W
TF TC=O+-100
2M627
CRB14 OR CRB25
RESISTOR 23.71: 1% .125W TF TC=O+-100 2M627
CRB14 OR CRB25
RESISTOR 82.5K +-1%
.125W
TF TC=O+-100
2M627
CR814 OR
CR825
RESISTOR
16.2K
+-1%
.125W
TF TC=O+-100
2M627
CR814 OR CR825
RESISTOR 38.31: 1% .125W TF TC=O+-100 2M627
CRB14 OR CRB25
RESISTOR 31.6K 1%
.125W
TF TC=O+-100
2M627 CR614
OR CR825
RESISTOR
10K
+-1X
.125W
TF TC=O+-100
2M627
CR814 OR CRB25
RESISTOR
51.1K
+-I%
.125W
TF TC=O+-100
2M627
CRB14 OR CRB25
RESISTOR 750 +-1%
.125W
TF TC=O+-100
2M627
CRB14 OR CRB25
RESISTOR
5.11K
+-1%
.125W
TF TC=O+-100
2M627
CR814 OR CR825
RESISTOR
5.11K
+-I%
.125W
TF TC=O+-100
2M627
CR814
OR
CRB25
RESISTOR
5.11K
+-1X
.125W
TF TC=O+-100
2M627
CRB14 OR CRB25
RESISTOR
5.11K
+-1%
.125W
TF TC=O+-100
2M627
CRB14 OR CRB25
RESISTOR
5.11K
+-1%
.125W
TF TC=O+-100
2M627
CR814 OR CRB25
RESISTOR
12.1K
+-1%
.125W
TF TC=O+-100
2M627
CR814 OR CR825
RESISTOR
3831:
1%
.125W
TF TC=D+-100
2M627
CRB14 OR CRB25
?ESISTOR
178K 1%
.125W
TF TC=O+-100
2M627
CR814 OR CRB25
?ESISTOR
2.61K
1%
.125W
TF TC=O+-100
2M627
CRB14 OR CRB25
7ESISTOR
1.62K
+-1%
.125W
TF TC=O+-100
2M627
CRB14 OR CR825
7ESISTOR
1K
+-1%
.125W
TF TC=O+-100
2M627
CRB14 OR CR825
*Indicates factory-selected value

HP Part Number 85662-60173
A4A9
IF Control
Reference
HP Part
Designation Number
A4A9R46
0757-0419
C
A4A9R47 0757-0438
3
A4A9R48
0698-0083
a
A4A9R49
0698-3260
9
A4A9R50
0698-3260
9
A4A9R51 0757-1094
9
A4A9R52
A4A9R53
A4A9R54
A4A9R55
A4A9R56
0698-3150
6
0698-3158
4
0698-3260
9
0757-0442
9
0757-0279
0
A4A9R57
A4A9R59
A4A9R6D
A4A9R61
A4A9R62
0698-3153
9
0698-0085
0
2100-3109
2
2100-3103
6
2100-3054
6
A4A9R63
A4A9R64
A4A9R65
A4A9R66
A4A9R67
0757-0419
0
0757-0438
3
2100-3094
4
2100-3161
6
0757-0465
6
A4A9R68
0757-0279
A4A9R69*
0698-3451
A4A9R70*
0698-3260
A4A9R71*
0698-3266
A4A9TPl 1251-0600
A4A9TP2
1251-0600
A4A9Ul 5081-8117
A4A9U2 1820-1418
A4A9U3 1820-1195
A4A9U4
1820-1418
A4A9U6
1820-1196
A4A9U7 1820-1216
A4A9U8
1820-1196
A4A9U9
1820-1196
A4A9UlO
1820-1196
A4A9Ull 1820-1196
A4A9U12
1820-1418
A4A9U13
1820-0668
A4A9U14
1820-0471
A4A9tJ15
1820-0471
A4A9U16
1820-0471
A4A9VRl 1902-0041
A4A9VR2 1902-3203
0
0
9
5
0
0
3
7
7
7
B
3
s
B
s
3
7
7
0
D
3
4
5
-
a!
-
1
1
1
1
1
1
1
1
1
1
1
1
1
1
1
1
1
1
1
1
1
1
1
1
1
1
1
1
1
1
1
1
1
1
1
1
1
1
1
1
1
1
1
1
-
Description
RESISTOR 681 +-1%
.125W
TF TC=O+-100
2M627
CR814 OR CRB25
RESISTOR
5.11K
+-1%
.125W
TF TC=O+-100
2M627
CRB14 OR CR825
RESISTOR
1.96K
1%
.125W
TF TC=O+-100
2M627
CRB14 OR CRB25
RESISTOR 464K 1%
.125W
TF TC=O+-100
2M627
CRB14 OR CRB25
RESISTOR
4641:
1%
.125W
TF TC=O+-100
2M627
CRB14 OR CRB25
RESISTOR
1.47K
+-1%
.125W
TF TC=D+-100
2M627
CRB14 OR CRB25
RESISTOR 2.371: 1%
.125W
TF TC=O+-100 2M627
CR814 OR CRB25
RESISTOR 23.71: 1%
.125W
TF TC=O+-100
2M627
CR814 OR CRB25
RESISTOR
4641:
1%
.125W
TF TC=O+-100
2M627
CRB14 OR
CR825
RESISTOR
10K
+-1%
.125W
TF TC=O+-100
2M627
CRB14 OR CRB25
RESISTOR
3.16K
+-1%
.125W
TF TC=O+-100
2M627
CRB14 OR CRB25
RESISTOR 3.831: 1%
.125W
TF TC=O+-100 2M627
CR814 OR CRB25
RESISTOR
2.61K
1%
.125W
TF TC=O+-100
2M627
CRB14 OR CRB25
RESISTOR-TRMR 2K 10% TKF SIDE-ADJ 17-TRN
32997
3006P-OM3-202
RESISTOR-TRMR
10K
10% TKF SIDE-ADJ
17-TR 32997
3006P-DM3-103
RESISTOR-TRMR 50K 10% TKF SIDE-ADJ
17-TR 32997
3006P-DM3-503
RESISTOR 681 +-1%
.125W
TF TC=O+-100
2#627
CR814 OR CRB25
RESISTOR
5.11K
+-1%
.125W
TF
TC=O+-100 2M627
CRB14 OR
CR825
RESISTOR-TRMR
1OOK
10% TKF SIDE-ADJ 17-T
32997
3006P-DM3-104
RESISTOR-TRMR 20K 10% TKF SIDE-ADJ
17-TR 32997
3006P-DM3-203
RESISTOR
1OOK
+-1%
.125W
TF TC=O+-100
2M627
CR814 OR CR825
RESISTOR 3.16K +-1%
.125W
TF TC=O+-100
2M627
CR814 OR CRB25
RESISTOR 133K 1%
.125W
TF TC=O+-100
2M627
CRB14 OR
CR825
RESISTOR
4641:
1%
.125W
TF TC=O+-100
2M627
CRB14 OR CRB25
RESISTOR 237K 1%
.125W
TF TC=O+-100
2M627
CRB14 OR CRB25
CONNECTOR-SGL CONT PIN
1.14-MM-BSC-SZ
SQ
83486
928-196-004140
CONNECTOR-SGL CONT PIN
1.14-MM-BSC-SZ
SQ
83486
928-196-004140
SCREENED 1826-0092 IC 1458 M2 OPAMP
28480 5081-8117
IC DCDR TTL LS BCD-TO-DEC 4-TO-lo-LINE 4
01295 SN74LS42N
IC FF TTL LS D-TYPE POS-EDGE-TRIG COM CL 01295 SN74LS175N
IC DCDR TTL LS BCD-TO-DEC 4-TO-IO-LINE 4
01295 SN74LS42N
IC FF TTL LS D-TYPE POS-EDGE-TRIG COM CL
IC DCDR TTL LS
3-TO-8-LINE
3-INP
IC FF TTL LS O-TYPE POS-EDGE-TRIG COM CL
IC FF TTL LS D-TYPE POS-EDGE-TRIG COM CL
IC FF TTL LS D-TYPE POS-EDGE-TRIG COM CL
IC FF TTL LS D-TYPE POS-EDGE-TRIG COM CL
IC DCDR TTL LS BCD-TO-DEC
4-TO-lo-LINE
4
IC BFR TTL NON-INV HEX l-INP
IC INV TTL HEX
l-INP
IC
INV TTL HEX l-INP
IC INV TTL HEX I-INP
DIODE-ZNR
5.11V
5% DO-35 PD=.4W
DIODE-ZNR
14.7V
5% DO-35 PD=.4W
01295
01295
01295
01295
01295
01295
01295
01295
01295
01295
01295
04713
04713
SN74LS174N
SN74LS138N
SN74LS174N
SN74LS174N
SN74LS174N
SN74LS174N
SN74LS42N
SN7407N
SN7406N
SN7406N
SN7406N
Mfr
Mfr
Part
Code Number
*Indicates factoy-selected value
85662-60173 Parts List
Page 3 of 3

Reference
Designation HP Part
Number
C
c
A4A9 85662-60201
:
A4A9Cl
A4A9C3
A4A9C4
A4A9C5
A4A9C6
0160-4832
1
0160-4832
.!
0160-4832
4
0160-4832
.!
0160-4832
4
A4A9C7 0160-4832
4
A4A9C8 0160-4832
4
A4A9C9 0160-4832
4
A4A9ClO 0160-4832
4
A4A9Cll 0160-4832
4
A4A9C12 0160-4832
4
A4A9Cl3 0160-4832
4
A4A9C14 0160-4832
4
A4A9C15 0160-4822
2
A4A9C16 0160-4822
2
A4A9C17
A4A9C18
A4A9C19
A4A9C20
A4A9C21
0160-4822
2
0160-4822
2
0160-4832
4
0180-0197
8
D180-0197
a
A4A9C22 0180-0197
8
A4A9CRl 1901-0050
3
A4A9CR2 1901-0050
3
A4A9CR3 1901-0050
3
A4A9CR4 1901-0050
3
A4A9CR5
A4A9CR6
A4A9CR7
A4A9CR8
A4A9CR9
1901-0050
1901-0050
1901-0050
1901-0050
1901-0050
A4A9CRlO
A4A9CRll
A4A9CR12
A4A9CR13
A4A9CR14
1901-0050
1901-0050
1901-0050
1901-0050
1901-0050
A4A9CR15 1901-0050
A4A9CR16 1901-0050
A4A9CR17 1901-0050
A4A9CR18 1901-0050
A4A9CR19 1901-0050
A4A9CR20
A4A9CR21
A4A9CR22
A4A9CR23
A4A9CR24
1901-0050
1901-0050
1901-0050
1901-0050
1901-0050
3
3
3
3
3
3
3
3
3
3
3
3
3
3
3
3
3
3
3
3
-
a
-
1
1
1
1
1
1
1
1
1
1
1
1
1
1
1
1
1
1
1
1
1
1
1
1
1
1
1
1
1
1
1
1
1
1
1
1
1
1
1
1
1
1
1
1
1
1
-
HP Part Number 85662-60201
A4A9 IF Control
Description Mfr Mfr Part
Code Number
BOARD ASSEMBLY. IF CONTROL (OPTION
H96)
28480 85662-60201
(SERIAL PREFIXES:
2813A-2816A)
CAPACITOR-FXD
.OlUF
+-lo%
1OOVDC
CER
04222
SAlOlC103KAAH
CAPACITOR-FXO
.OlUF
+-lo%
1OOVDC
CER
04222 SAlOlC103KAAH
CAPACITOR-FXD
.OllJF
+-lo%
1OOVDC
CER
04222 SAlOlC103KAAH
CAPACITOR-FXD
.OlUF
+-lo%
1OOVDC
CER
04222
SAlOlC103KAAH
CAPACITOR-FXD
.OlUF
+-lo%
1OOVDC
CER
04222
SAlOlC103KAAH
CAPACITOR-FXD
.OlUF
+-lo%
1OOVDC
CER
04222
SAlOlC103KAAH
CAPACITOR-FXD
.OlUF
+-lo%
IOOVDC CER
04222
SAlOlC103KAAH
CAPACITOR-FXD
.OlUF
+-lo% IOOVDC CER
04222
SAlOlC103KAAH
CAPACITOR-FXD
.OlUF
+-lo% IOOVDC CER
04222
SAlOlC103KAAH
CAPACITOR-FXD
.OlUF
+-lo%
1OOVDC
CER
04222
SAlOlC103KAAH
CAPACITOR-FXD
.OlUF
+-IO%
1OOVDC
CER
04222
SAlDlC103KAAH
CAPACITOR-FXD
.OlUF
+-lo%
1OOVDC
CER
04222
SAlDlC103KAAH
CAPACITOR-FXD
.OlUF
+-lo%
1OOVDC
CER
04222
SAlOlC103KAAH
CAPACITOR-FXD
1OOOPF
+-5% IOOVDC CER
O+- 04222
SA201A102JAAH
CAPACITOR-FXO
1OOOPF
+-5%
1OOVDC
CER
O+- 04222
SALOlAl02JAAH
CAPACITOR-FXD
1OOOPF
+-5%
1OOVDC
CER
O+- 04222
SA2DlA102JAAH
CAPACITOR-FXD
1OOOPF
+-5%
1OOVDC
CER
O+-
04222
SA201A102JAAH
CAPACITOR-FXD
.OlUF
+-lo%
1OOVDC
CER
04222
SAlOlC103KAAH
CAP-FXD
2.2uF
20 V TA
56289 1500225X9020A2-DYS
CAP-FXD
2.2uF
20 V TA
56289
150D225X9020A2-DYS
CAP-FXD
2.2uF
20 V TA
DIODE-SWITCHING 80V 200MA 2NS DO-35
DIODE-SWITCHING 80V 200MA 2NS DO-35
DIODE-SWITCHING 80V 200MA 2NS DO-35
DIODE-SWITCHING 80V 200MA 2NS DO-35
56289 150D225X9020A2-DYS
9N171 lN4150
9N171 lN4150
9N171 lN4150
9N171 lN4150
DIODE-SWITCHING 80V 200MA 2NS DO-35
9N171
lN4150
DIODE-SWITCHING 80V 200MA 2NS DO-35
9N171 lN4150
DIODE-SWITCHING 8DV 200MA 2NS DO-35
9N171 lN4150
DIODE-SWITCHING 8DV 200MA 2NS DO-35
9N171 lN4150
DIODE-SWITCHING 80V 200MA 2NS DO-35
9N171 lN4150
DIODE-SWITCHING 80V 200HA 2NS DO-35
9N171 lN4150
DIODE-SWITCHING 80V 200MA 2NS DO-35
9N171 lN4150
DIODE-SWITCHING BOV 200MA 2NS DO-35
9N171 IN4150
DIODE-SWITCHING 80V 200MA 2NS DO-35
9N171 lN4150
DIODE-SWITCHING 80V
2DOMA
2NS DO-35
9N171 lN415D
DIODE-SWITCHING 80V
2DOMA
2NS DO-35
9N171 lN4150
DIODE-SWITCHING 80V 200MA 2NS DO-35
9N171 lN4150
DIODE-SWITCHING 8DV 200MA 2NS DO-35
9N171 lN4150
DIODE-SWITCHING 80V 200MA 2NS DO-35
9N171
lN4150
DIODE-SWITCHING 80V 200MA 2NS DO-35
9N171 lN4150
DIODE-SWITCHING 80V 200MA 2NS DO-35
9N171
lN4150
DIODE-SWITCHING 80V 200MA 2NS DO-35
9N171
lN4150
DIODE-SWITCHING 80V 200MA 2NS DO-35
9N171
lN4150
DIODE-SWITCHING 80V 200MA 2NS DO-35
9N171
lN4150
DIODE-SWITCHING 80V 200MA 2NS DO-35
9N171
lN4150
*InaTcates
factoy-selected
value
85662-60201
parts
List
Pagelof4

Reference
Designation
HP Part
Number
C
c
A4A9CR25
A4A9CR26
A4A9CR27
A4A9CR28
A4A9CR29
1901-0050
1901-0050
1901-0050
1901-0050
1901-0050
A4A9CR30
1901-0050
3
A4A9R2*
0698-3155
1
A4A9R3*
0757-0442
9
A4A9R6*
0757-0465
6
A4A9R7*
0698-3451
0
A4A9RlO*
0698-3136
8
A4A9Rll*
0698-0083
8
A4A9R14
0757-0442
9
A4A9R15
0698-0082
7
A4A9R16
0757-0424
7
A4A9R17 0757-0442
9
A4A9R18
0757-0317
7
A4A9R19
0757-0442
9
A4A9R23
0757-0419
0
A4A9R24
A4A9R25
A4A9R26
A4A9R29
A4A9R3D
0757-0280
3
0757-0438
3
0757-0428
1
0698-0085
0
0757-0458
7
A4A9R32
A4A9R33
A4A9R34
A4A9R35
A4A9R36
0757-0289
2
0698-3156
2
0698-3437
2
0757-0289
2
0698-3156
2
A4A9R37
A4A9R38
A4A9R39
A4A9R40
A4A9R41
D698-3437
2
0757-0442
3
0757-0442
3
0698-0085
3
0757-0438
3
A4A9R42
0757-0444
1
A4A9R43
3698-0084
3
A4A9R44
3698-0084
3
A4A9R45
3698-3450
3
A4A9R46*
3757-0466
7
A4A9R47
3698-3457
5
A4A9R48*
3698-3458
I
A4A9R49
3698-3161
3
A4A9R50*
3757-0462
3
A4A9R51 1757-0464
5
A4A9R52*
1698-8960
5
A4A9R53
3698-3449
5
A4A9R54
1757-0199
3
A4A9R55*
1757-0460
1
85662-60201
Parts List
Page 2 of 4
-
a!
1
1
1
1
1
1
1
1
1
1
1
1
1
1
1
1
1
1
1
1
1
1
1
1
1
1
1
1
1
1
1
1
1
1
1
1
1
1
1
1
1
1
1
1
1
1
1
1
-
HP Part Number
85662.60201
A4A9 IF Control
Description
Mfr
Mfr Part
Code
Number
DIODE-SWITCHING 80V 200MA 2NS DO-35
9N171 lN4150
DIODE-SWITCHING 80V
2DOMA
2NS DO-35
9N171 lN4150
DIODE-SWITCHING 80V 200MA 2NS DO-35
9N171 lN4150
DIODE-SWITCHING 80V 200MA 2NS DO-35
9N171 lN4150
DIODE-SWITCHING 80V 200MA 2NS DO-35
9N171 IN4150
DIODE-SWITCHING 80V 200MA 2NS DO-35
9N171 lN4150
RESISTOR 4.64): 1%
.125W
TF TC=O+-100
2M627
CR814 OR CR825
RESISTOR
10K
+-I%
.125W
TF TC=O+-100
2M627
CR814 OR CR825
RESISTOR
1OOK
+-1%
.125W
TF TC=O+-100
2M627
CRB14 OR CRB25
RESISTOR 133K 1%
.125W
TF TC=O+-100
2M627
CR814 OR CR825
RESISTOR
17.8K
1%
.125W
TF TC=O+-100
2M627
CR814 OR CR825
RESISTOR
1.96K
1%
.125W
TF TC=O+-100
2M627
CRB14 OR CRB25
RESISTOR
10K
+-1%
.125W
TF TC=O+-100
2M627
CRB14 OR CRB25
RESISTOR 464 1%
.125W
TF TC=O+-100
2M627
CR814 OR CRB25
RESISTOR
l.lK
+-1%
.125W
TF TC=O+-100
2M627
CRB14 OR CR825
RESISTOR
10K
+-1%
.125W
TF TC=O+-100
2M627
CRB14 OR CRB25
RESISTOR
1.33K
+-1%
.125W
TF TC=O+-100
2M627
CRB14 OR CR825
RESISTOR
10K
+-1%
.125W
TF TC=O+-100
2M627
CR814 OR CRB25
RESISTOR 681 +-1%
.125W
TF TC=O+-100
2M627
CRB14 OR CRB25
RESISTOR
1K
+-I%
.125W
TF TC=O+-100
2M627
CRB14 OR CRB25
RESISTOR
5.11K
+-1%
.125W
TF TC=O+-100
2M627
CR814 OR CRB25
RESISTOR
1.62K
+-1%
.125W
TF TC=O+-100
2M627
CRB14 OR CRB25
RESISTOR
2.6lK
1%
.125W
TF TC=O+-100
2M627
CRB14 OR CR825
RESISTOR
51.1K
+-1%
.125W
TF TC=O+-100
2M627
CRB14 OR CRB25
RESISTOR
13.3K
+-1%
.125W
TF TC=O+-100
2M627
CR814 OR CR825
RESISTOR
14.7K
1%
.125W
TF
TC=O+-100
2M627
CRB14 OR CR825
RESISTOR 133 1%
.125W
TF TC=O+-100
2M627
CRB14 OR CR825
RESISTOR
13.3K
+-1%
.125W
TF TC=O+-100
2M627
CRB14 OR CRB25
RESISTOR
14.7K
1%
.125W
TF TC=O+-100
2M627
CRB14 OR CRB25
RESISTOR 133 1%
.125W
TF TC=O+-100
2M627
CRB14 OR CRB25
RESISTOR
10K
+-1%
.125W
TF
TC=O+-100
2M627
CRB14 OR CRB25
RESISTOR
10K
+-1%
.125W
TF TC=O+-100
2M627
CRB14 OR CRB25
RESISTOR
2.61K
1%
.125W
TF TC=O+-100
2M627
CR814 OR CRB25
?ESISTOR
5.11K
+-1%
.125W
TF TC=O+-100
2M627
CR814 OR CRB25
?ESISTOR
12.1K
+-1%
.125W
TF TC=O+-100
2M627
CRB14 OR CR825
?ESISTOR
2.15K
1%
.125W
TF TC=O+-100
2M627
CRB14 OR CRB25
?ESISTOR
2.15K
1%
.125W
TF TC=O+-100
2M627
CRB14 OR CRB25
?ESISTOR
42.21: 1%
.125W
TF TC=O+-100
2M627 CRBl4
OR CRB25
?ESISTOR
1lOK
+-1%
.125W
TF TC=O+-100
2M627
CR814 OR CRB25
1ESISTOR
316K 1%
.125W
TF TC=O+-100
2M627
CR814 OR CR825
7ESISTOR
348K 1%
.125W
TF TC=O+-100
2M627
CRB14
OR
CR825
?ESISTOR
38.31: 1%
.125W
TF TC=O+-100
2M627 CRBl4
OR CRB25
7ESISTOR 75K +-1%
.125W
TF TC=O+-100
2M627
CRB14 OR CRB25
ZESISTOR
90.9K
+-1%
.125W
TF
TC=O+-100
2M627
CRB14 OR CRB25
ZESISTOR
750K
+-I%
.125W
TF TC=O+-100
2M627
CR814 OR CRB25
IESISTOR
28.7K
1%
.125W
TF TC=O+-100
2M627
CR814 OR CRB25
?ESISTOR
21.5K
+-1%
.125W
TF TC=O+-100
2M627
CR814 OR CRB25
{ESISTOR
61.9K
+-1%
.125W
TF TC=O+-100
2M627
CR814 OR CR825
*hiicates
fzcto
y-selected
value

HP Part Number 85662-60201
A4A9
IF Control
Description
RESISTOR
61.9K
+-1%
.125W
TF TC=O+-100
Mfr Mfr Part
Code Number
2M62i
CRB14
OR
CRB25
RESISTOR
4221:
1%
.125W
TF TC=O+-100
2M627
CRB14 OR CRB25
RESISTOR 42.2K 1%
.125W
TF TC=O+-100
2M627
CR814
OR
CRB25
RESISTOR
5621:
+-1%
.125W
TF TC=O+-100
2M627
CRB14 OR CR825
RESISTOR-TRMR
10K
10% TKF SIDE-ADJ
17-TF
32997 3006P-DM3-103
RESISTOR-TRMR 50K 10% TKF SIDE-ADJ
17-TF
32997 3006P-DM3-503
RESISTOR-TRMR 200K 10% TKF SIDE-ADJ
17-l
32997 3006P-DM3-204
RESISTOR 133 1%
.125W
TF
TC=O+-100
2M627 CRB14 OR CR825
RESISTOR
13.3K
+-1%
.125W
TF TC=O+-100
2M627 CR814 OR CRB25
RESISTOR-TRMR 200K 10% TKF SIDE-ADJ 17-1 32997 3006P-DM3-204
RESISTOR-TRHR 50K 10% TKF SIDE-ADJ
17-TA
32997 3006P-DM3-503
RESISTOR
2.61K
1%
.125W
TF TC=O+-100
2M627
CRB14 OR
CR825
RESISTOR
2.61K
1%
.125W
TF TC=O+-100
2M627 CRB14 OR CRB25
RESISTOR 464K 1%
.125W
TF TC=O+-100
2M627
CRB14
OR
CRB25
RESISTOR 825K +-1%
.125W
TF
TC=O+-100 2M627 CRB14 OR CRB25
RESISTOR
21.5K
+-1%
.125W
TF TC=D+-100
2M627 CR814 OR CRB25
RESISTOR 121K +-1%
.125W
TF TC=O+-100
2M627 CRB14 OR CR825
RESISTOR 82.51: +-1% .125W TF TC=O+-100 2M627 CR814 OR CR825
7ESISTOR
14.7K
1%
.125W
TF TC=O+-100
2M627
CRB14
OR
CR825
7ESISTOR
IOOK
+-1%
.125W
TF TC=O+-100
2M627 CR814 OR CRB25
?ESISTOR
10K
+-1%
.125W
TF TC=O+-100
2M627
CRB14
OR
CRB25
?ESISTOR
1K
+-1X
.125W
TF TC=D+-100
2M627 CR814 OR CRB25
1ESISTOR
1K
+-1%
.125W
TF TC=O+-100
2M627 CRB14 OR CRB25
tESISTOR
IK
+-1%
.125W
TF TC=O+-100
2M627 CRB14 OR CR825
tESISTOR
1K
+-1%
.125W
TF TC=O+-100
2M627 CRB14 OR CR825
{ESISTOR
2.15K
1%
.125W
TF TC=O+-100
2M627
CRB14
OR
CRB25
:DNNECTOR-SGL CONT PIN
1.14~MM-BSC-SZ
SQ 83486 928-196-004140
:DNNECTOR-SGL CONT PIN
1.14-MM-BSC-SZ
SQ
83486 928-196-004140
[C
OP AMP GP DUAL 8-DIP-C PKG
01295
MC1458JG
[C
DCDR TTL BCD-TO-DEC 4-TO-lo-LINE 4-IN
01295 SN7445N
TRANSISTOR ARRAY 14-PIN PLSTC TO-116 04713 MPQ2907P
rRANSISTDR
ARRAY 14-PIN PLSTC TO-116
04713 MPQ2907P
IETWORK-RES IO-SIP
2.2K
OHM
X 9
11236 750-101
:C DCDR TTL BCD-TO-DEC 4-TO-IO-LINE 4-IN 01295 SN7445N
:C FF TTL LS D-TYPE POS-EDGE-TRIG COM CL 01295 SN74LS175N
'RANSISTOR ARRAY
14-PIN
PLSTC TO-116
04713 MPQ2222P
:C
INV TTL HEX I-INP
01295 SN7406N
:C FF TTL LS D-TYPE POS-EDGE-TRIG COM CL 01295 SN74LS174N
:C DCDR TTL BCD-TO-DEC 4-TO-lo-LINE 4-IN
01295 SN7445N
IETWORK-RES
lo-SIP
lO.OK
OHM
X 9
11236 750-101
'C DCDR TTL LS
3-TO-8-LINE
3-INP 01295 SN74LS138N
C FF TTL LS D-TYPE POS-EDGE-TRIG COM CL
C INV TTL HEX l-INP
'RANSISTOR ARRAY
14-PIN
PLSTC TO-116
C FF TTL LS D-TYPE PDS-EDGE-TRIG COM CL
C FF TTL LS D-TYPE POS-EDGE-TRIG COM CL
C INV TTL HEX l-INP
01295
01295
04713
01295
01295
01295
SN74LS174N
SN7406N
MPQ2907P
SN74LS174N
SN74LS174N
SN7406N
*Indicates factory-selected value
g5662-60201
Parts
List
Page 3 of 4
Reference
Designatior
HP Part
Number
A4A9R56
0757-0460
A4A9R57*
0698-3460
A4A9R58 0698-3450
A4A9R59* 0698-8824
A4A9R60
2100-3103
A4A9R61 2100-3054
A4A9R62 2100-3162
;
A4A9R63 0698-3437
i
A4A9R64 0757-0289
i
A4A9R65
2100-3162
i
A4A9R66 2100-3054
c
A4A9R67 0698-0085
[
A4A9R68 0698-0085
[
A4A9R69 0698-3260
C
A4A9R70* 0698-8826
1
A4A9R71 0757-0199
1
A4A9R72* 0757-0467
3
A4A9R74* D757-0463
4
A4A9R75
3698-3156
2
A4A9R76 3757-0465
5
A4A9R77 3757-0442
3
A4A9R78
A4A9R79
A4A9R80
A4A9R81
A4A9R82
3757-0280
3
1757-0280
3
1757-0280
5
1757-0280
s
1698-0084
3
A4A9TPl
A4A9TP2
A4A9Ul
A4A9U2
A4A9U3
L251-0600
I
1251-0600
I
1826-0990
1
1820-0468
5
1858-0076
1
A4A9U4 1858-0076
A4A9U5
1810-0277
A4A9U6
.820-0468
A4A9U7
.820-1195
A4A9U8
.858-0077
A4A9U9
.820-0471
A4A9UlO
.820-1196
R4A9Ull
.820-0468
R4A9U12
.810-0280
44A9U13
.820-1216
44A9U14 820-1196
44A9U15 820-0471
44A9U16 858-0076
44A9U17 820-1196
44A9U18 820-1196
\4A9U19
820-0471
1
I
i
,
1
I
,
I
,
1
I
I
/
1
1
1
1
1
1
1
1
1
1
1
1
1
1
1
1
1
1
1
1
1
1
1
1
1
1
1
1
1
1
1
1
1
1
1
1
1
1
1
1
1
1
1
1
1
1
1

Reference
Designatior
A4A9U20
1820-1196
A4A9U21 1820-2024
A4A9U22
1810-0280
A4A9VRl 1902-3203
A4A9VR2
A4A9Wl 1902-0041
B159-0005
HP Part
Number
31
1
1
1
1
1
1
HP Part Number 85662-60201
A4A9 IF Control
Description
IC FF TTL LS D-TYPE POS-EDGE-TRIG COM Cl
IC DRVR TTL LS LINE DRVR OCTL
NETWORK-RES
lo-SIP
lO.OK
OHM X 9
DIODE-ZNR
14.7V
5% DO-35
PD=.4W
DIODE-ZNR
5.11V
5% DO-35
PD=.W
RESISTOR-ZERO
OHMS
22 AWG LEAD DIA
85662-60201 Parts List
Page 4 of 4
*Indicates factory-selected value
Mfr
Code
0129:
0129!
1123E
0471:
04712
5521C
-
Mfr Part
Number
-
SN74LS174N
SN74LS244N
750-101
L-2007-1

HP Part Number 85662-60225
Reference
Designatior
HP Part
Number
A4A9
85662-60225
A4A9Cl 0160-4832
A4A9C3 0160-4832
A4A9C4
0160-4832
A4A9C5
0160-4832
A4A9C6
0160-4832
A4A9C7 0160-4832
A4A9C8
0160-4832
A4A9C9 0160-4832
A4A9ClO
0160-4832
A4A9Cll 0160-4832
A4A9C12 0160-4832
A4A9C13 0160-4832
A4A9C14
0160-4832
A4A9C15
0160-4822
A4A9C16
0160-4822
A4A9C17 0160-4822
A4A9C18
0160-4822
A4A9C19 0160-4832
A4A9C20
0180-0197
A4A9C21 0180-0197
A4A9C22 D180-0197
A4A9CR2 1901-0050
A4A9CR3
1901-0050
A4A9CR4
1901-0050
A4A9CR5
1901-0050
A4A9CR6
A4A9CR7
A4A9CR8
A4A9CR9
A4A9CRlO
A4A9CRll
A4A9CR12
A4A9CR13
A4A9CR14
A4A9CR15
A4A9CR16
A4A9CR17
A4A9CR18
A4A9CR19
A4A9CR20
A4A9CR21
A4A9CR22
A4A9CR23
A4A9CR24
A4A9CR25
A4A9CR26
1901-0050
1901-0050
1901-0050
1901-0050
1901-0050
1901-0050
1901-0050
1901-0050
1901-0050
L901-0050
1901-0050
1901-0050
1901-0050
L901-0050
L901-0050
1901-0050
1901-0050
1901-0050
!901-0050
.901-0050
.901-0050
c
t
1
1
1
1
I
I
I
I
i
i
i
i
1
E
E
E
1
1
1
2
3
3
3
3
3
3
3
3
3
3
3
3
3
3
3
3
5
3
1
s
I
1
1
1
1
1
1
1
1
1
1
1
1
1
1
1
1
1
1
1
1
1
1
1
1
1
1
1
1
1
1
1
1
1
1
1
1
1
1
1
1
1
1
1
1
1
1
1
A4A9 IF Control Assembly
Description Mfr
Code
BOARD
ASSEMBLY.
IF CONTROL (OPTION
H96) 2848(
Mfr Part
Number
85662-60225
(SERIAL PREFIX:
2848~)
CAPACITOR-FXD
.OlUF
+-lo%
1OOVDC
CER
CAPACITOR-FXD
.OlUF
+-lo%
1OOVDC
CER
CAPACITOR-FXD
.OlUF
+-lo%
1OOVDC
CER
CAPACITOR-FXD
.OlUF
+-lo%
1OOVDC
CER
CAPACITOR-FXD
.OlUF
+-10%
1OOVDC
CER
04222
SAlOlC103KAAH
0422;
SAlOlC103KAAH
04222
SAlOlC103KAAH
04222
SAlOlC103KAAH
04222
SAlOlC103KAAH
CAPACITOR-FXD
.OlUF
+-lo%
1OOVDC
CER
04224
SAlOlC103KAAH
CAPACITOR-FXD
.OlUF
+-lo%
1OOVDC
CER
04222
SAlOlC103KAAH
CAPACITOR-FXD
.OlUF
+-lo%
1OOVDC
CER
04222
SAlOlC103KAAH
CAPACITOR-FXD
.OlUF
+-lo% IOOVDC CER
04222
SAlOlC103KAAH
CAPACITOR-FXD
.OlUF
+-lo%
1OOVDC
CER
04222
SAlOlC103KAAH
CAPACITOR-FXD
.OlUF
+-lo%
1OOVDC
CER
04222
SAlOlC103KAAH
CAPACITOR-FXD
.OlUF
+-lo%
1OOVDC
CER
04222
SAlOlC103KAAH
CAPACITOR-FXD
.OlUF
+-lo%
1OOVDC
CER
04222
SAlOlC103KAAH
CAPACITOR-FXD
1OOOPF
+-5%
1OOVDC
CER
O+- 04222
SA201A102JAAH
CAPACITOR-FXD
1OOOPF
+-5%
1OOVDC
CER
O+-
04222
SA201A102JAAH
CAPACITOR-FXD
1OOOPF
+-5%
1OOVDC
CER
D+-
04222
SA201A102JAAH
CAPACITOR-FXD
1OOOPF
+-5%
1OOVDC
CER
O+-
04222
SAZOlAlOWAAH
CAPACITOR-FXD
.OlUF
+-lo% IOOVDC CER
04222
SAlOlC103KAAH
CAPACITOR-FXD 2.2UF+-10% 20VDC TA
56289 150D225X9020A2-DYS
CAPACITOR-FXD
2.2UF+-10%
ZOVDC
TA
56289 150D225X9020A2-DYS
CAPACITOR-FXD 2.2UF+-10%
LOVDC
TA
56289 150D225X9020A2-DYS
DIODE-SWITCHING 8DV 200MA 2NS DO-35
9N171 lN4150
DIODE-SWITCHING 80V
2DOMA
2NS DO-35
9N171 IN4150
DIODE-SWITCHING 80V 200MA 2NS DO-35
9N171 lN4150
DIODE-SWITCHING 80V 200MA 2NS DO-35
9N171 lN4150
DIODE-SWITCHING 80V 200MA 2NS DO-35
9N171 lN4150
DIODE-SWITCHING 80V 200MA 2NS DO-35
9N171 lN4150
DIODE-SWITCHING 80V 200MA 2NS DO-35
9N171 lN4150
DIODE-SWITCHING 80V 200MA 2NS DO-35
9N171 IN4150
DIODE-SWITCHING 80V 200MA 2NS DO-35
9N171 lN4150
DIODE-SWITCHING 80V 200MA 2NS DO-35 9N171 lN4150
)IODE-SWITCHING
80V 200MA 2NS DO-35
9N171 IN4150
)IDDE-SWITCHING
BOV 200MA 2NS DO-35
9N171 lN4150
)IODE-SWITCHING
80V 200MA 2NS DO-35
9N171 lN415D
)IODE-SWITCHING
80V 200MA 2NS DO-35
9N171 lN4150
)IODE-SWITCHING
80V 200MA 2NS DO-35
9N171 IN4150
)IDDE-SWITCHING
80V 200MA 2NS DO-35
9N171 lN4150
)IDDE-SWITCHING
80V 200MA 2NS DO-35
9N171 lN4150
1IDDE-SWITCHING
80V 200MA 2NS DO-35
9N171 lN4150
)IODE-SWITCHING
80V 200MA 2NS DO-35
9N171 lN4150
1IODE-SWITCHING
80V 200MA 2NS DO-35
)IDDE-SWITCHING
80V 200MA 2NS DO-35
)IODE-SWITCHING
80V 200MA 2NS DO-35
)IODE-SWITCHING
80V 200MA 2NS
DO-35
)IDDE-SWITCHING
80V 200MA 2NS DO-35
)IDDE-SWITCHING
80V 200MA 2NS DO-35
9N171 lN4150
9N171 lN4150
9N171 lN4150
9N171 lN4150
9N171 lN4150
9N171 lN4150
*Indicates
fmtory-selected
value
85662-60225 Parts List
Page 1 of 4

HP Part Number 85662-60225
A4A9 IF Control Assembly
Description
Mff
Mfr Part
COdC
Number
DIODE-SWITCHING 80V 200MA 2NS DO-35
9N17 lN4150
DIODE-SWITCHING BOV 200MA 2NS DO-35
9N17 lN4150
DIODE-SWITCHING 80V 200MA 2NS DO-35
9N17 lN4150
DIODE-SWITCHING 80V 200MA 2NS DO-35
9N17 lN4150
CONNECTOR-SGL CONT PIN .04-IN-BSC-SZ
RNI
CONNECTOR-SGL CONT PIN .04-IN-BSC-SZ
RNI
CONNECTOR-SGL CDNT PIN .04-IN-BSC-SZ
RN1
CONNECTOR-SGL CONT PIN .04-IN-BSC-SZ
RN1
CDNNECTOR-SGL CONT PIN .04-IN-BSC-SZ
RN[
9730
9730'
97301
97301
97301
CONNECTOR-SGL CONT PIN .04-IN-BSC-SZ RNC
CONNECTOR-SGL CDNT PIN .04-IN-BSC-SZ RNC
CONNECTOR-SGL CONT PIN
.04-IN-BSC-SZ
RNC
CONNECTOR-SGL CONT PIN .04-IN-BSC-SZ RNC
CONNECTOR-SGL CDNT PIN .04-IN-BSC-SZ RNC
97301
97301
97301
97301
97301
RESISTOR 8.25K +-1%
.125W
TF TC=O+-100
19701
SFR25H
iESISTDR
46.4K
1%
.125W
TF TC=O+-100
19701
SFR25H
?ESISTOR
34.81: +-1%
.125W
TF TC=O+-100
19701
SFR25H
7ESISTOR
7.5K
+-1%
.125W
TF
TC=O+-100
19701
SFR25H
7ESISTOR
2.37K
1%
.125W
TF TC=O+-100
19701
SFR25H
ZESISTOR
10K
+-1%
.125W
TF TC=O+-100
19701
SFR25H
ZESISTOR
464 1%
.125W
TF TC=O+-100
19701
SFR25H
tESISTOR
l.lK
+-1X
.125W
TF TC=O+-100
19701
SFR25H
lESISTOR
10K
+-I%
.125W
TF TC=O+-100
19701
SFR25H
lESISTDR
1.33K
+-1%
.125W
TF TC=O+-100
19701
SFR25H
lESISTDR
10K
+-1%
.125W
TF TC=O+-100
19701 SFR25H
lESISTOR
681
+-I%
.125W
TF TC=O+-100
19701
SFR25H
!ESISTOR
1K
+-I%
.125W
TF TC=O+-100
19701 SFR25H
!ESISTOR
S.llK
+-1%
.125W
TF
TC=O+-100 19701
SFR25H
!ESISTOR
1.62K
+-I%
.125W
TF TC=O+-100
19701 SFR25H
iESISTDR
2.61K
1%
.125W
TF TC=O+-100
19701 SFR25H
:ESISTOR
51.1K
+-1X
.125W
TF TC=O+-100
19701
SFR25H
:ESISTDR
13.3K
+-1%
.125W
TF
TC=O+-100 19701 SFR25H
.ESISTOR
14.7K
1%
.125W
TF TC=D+-100
19701
SFR25H
ESISTOR 133 1%
.125W
TF TC=O+-100
19701
SFR25H
ESISTOR
13.3K
+-I%
.125W
TF TC=O+-100
19701 SFR25H
ESISTOR
14.7K
1%
.125W
TF TC=O+-100
19701 SFR25H
ESISTOR 133 1%
.125W
TF
TC=O+-100 19701
SFR25H
ESISTOR
10K
+-1%
.125W
TF TC=O+-100
19701 SFR25H
ESISTOR
10K
+-1%
.125W
TF TC=O+-100
19701 SFR25H
.ESISTOR
2.61K
1%
.125W
TF
TC=O+-100 19701 SFR25H
!ESISTOR
5.11K
+-1%
.125W
TF
TC=O+-100 19701
SFR25H
!ESISTOR
12.1K
+-1%
.125W
TF TC=O+-100
19701 SFR25H
!ESISTOR
2.15K
1%
.125W
TF TC=O+-100
19701
SFR25H
!ESISTOR
2.15K
1%
.125W
TF TC=O+-100
19701 SFR25H
!ESISTOR
42.21: 1%
.125W
TF TC=O+-100
19701
SFR25H
:ESISTOR
1lOK
+-1%
.125W
TF TC=O+-100
19701 SFR25H
.ESISTOR
316K 1%
.125W
TF TC=O+-100
19701
SFR25H
ESISTDR
3481:
1%
.125W
TF TC=O+-100
19701
SFR25H
Reference HP Part
I
Designatior
Number
I
A4A9CR27
A4A9CR28
A4A9CR29
A4A9CR30
1901-0050
1901-0050
1901-0050
1901-0050
A4A9MPl 0360-0124
A4A9MP2 0360-0124
A4A9MP3 0360-0124
A4A9MP4
0360-0124
A4A9MPS
0360-0124
A4A9MP6
0360-0124
A4A9MP7
0360-0124
A4A9MP8
0360-0124
A4A9MP9 D360-0124
A4A9MPlO
D360-0124
A4A9R3* 3757-0441
A4A9R6*
3698-3162
A4A9R7*
1757-0123
A4A9RlD*
1757-0440
A4A9Rll*
1698-3150
A4A9R14
1757-0442
C
A4A9R15
1698-0082
i
A4A9R16
1757-0424
i
A4A9R17
1757-0442
C
A4A9R18
1757-0317
7
A4A9R19
1757-0442
44A9R23
1757-0419
44A9R24
1757-0280
44A9R25
1757-0438
44A9R26
1757-0428
44A9R29
1698-0085
44A9R30
'757-0458
\4A9R32
757-0289
\4A9R33
698-3156
\4A9R34
698-3437
\4A9R35
757-0289
\4A9R36
698-3156
\4A9R37
698-3437
\4A9R38
757-0442
\4A9R39
757-0442
r14A9R40
.698-0085
R4A9R41
1757-0438
44A9R42
1757-0444
44A9R43
1698-0084
44A9R44
1698-0084
44A9R45
1698-3450
24A9R46*
'757-0466
\4A9R47
698-3457
\4A9R48* 698-3458
85662-60225
Parts List
Page 2 of 4
-
Qt
1
1
1
1
1
1
1
1
1
1
1
1
1
1
1
1
1
1
1
1
1
1
1
1
1
1
1
1
1
1
1
1
1
1
1
1
1
1
1
1
1
1
1
1
1
1
1
1
*Indicates factory-selected value

HP Part Number 85662-60225
A4A9
IF Control Assembly
Reference
Mfr
Mfr
Part
Designation
HPPart
;
QQ
Number
Description
Code Number
A4A9R49 0698-3161
9
1
RESISTOR 38.31: 1%
.125W
TF TC=O+-100
19701
SFR25H
A4A9R50* 0757-0462
3
1
RESISTOR 75K +-1%
.125W
TF
TC=O+-100
19701
SFR25H
A4A9R51 0757-0464
5
1
RESISTOR
90.9K
+-1%
.125W
TF
TC=O+-100
19701
SFR25H
A4A9R52* 0698-8960
6
1
RESISTOR 750K +-1%
.125W
TF
TC=O+-100
19701
SFR25H
A4A9R53 0698-3449
6
1
RESISTOR 28.71: 1%
.125W
TF TC=O+-100
19701
SFR25H
A4A9R54 0757-0199
3
1
RESISTOR
21.5K
+-1%
.125W
TF TC=O+-100
19701
SFR25H
A4A9R55* 0757-0460
1
1
RESISTOR
61.9K
+-1X
.125W
TF TC=O+-100
19701 SFR25H
A4A9R56 0757-0460
1
1
RESISTOR
61.9K
+-1%
.125W
TF TC=O+-100
19701
SFR25H
A4A9R57* 0698-3460
11
RESISTOR 422K 1%
.125W
TF TC=O+-100
19701 SFR25H
A4A9R58 0698-3450
9
1
RESISTOR 42.21: 1%
.125W
TF TC=O+-100
19701
SFR25H
A4A9R59* 0698-8824
1
1
RESISTOR
5621:
+-1%
.125W
TF TC=O+-100
19701
SFR25H
A4A9R60 2100-3103
A4A9R61 2100-3054
A4A9R62 2100-3162
A4A9R63 0698-3437
A4A9R64 0757-0289
6
1
RESISTOR-TRMR
10K
10% TKF SIDE-ADJ 17-TR
73138
89PRlOK
6
1
RESISTOR-TRMR 50K 10% TKF SIDE-ADJ
17-TR 73138
89PR50K
7
1
RESISTOR-TRMR 200K 10% TKF SIDE-ADJ 17-T
73138
89PR200K
2
1
RESISTOR 133 1%
.125W
TF TC=D+-100
19701
SFR25H
2
1
RESISTOR
13.3K
+-1%
.125W
TF TC=O+-100
19701
SFR25H
A4A9R65
A4A9R66
A4A9R67
A4A9R68
A4A9R69
2100-3162
7
1
RESISTOR-TRMR 200K 10% TKF SIDE-ADJ 17-T
73138 89PR200K
2100-3054
6
1
RESISTOR-TRMR 50K 10% TKF SIDE-ADJ
17-TR 73138
89PR50K
0698-0085
0
1
RESISTOR
2.61K
1%
.125W
TF TC=O+-100
19701 SFR25H
0698-0085
0
1
RESISTOR
2.61K
1%
.125W
TF
TC=O+-100
19701
SFR25H
0698-3260
9
1
RESISTOR 464K 1%
.125W
TF TC=O+-100
19701
SFR25H
A4A9R70* 0698-8826
3
1
RESISTOR 825K +-I%
.125W
TF TC=O+-100
19701
SFR25H
A4A9R71 0757-0199
3
1
RESISTOR
21.5K
+-1%
.125W
TF TC=O+-100
19701
SFR25H
A4A9R72* 0757-0467 8
1
RESISTOR 121K +-1%
.125W
TF TC=O+-100
19701
SFR25H
A4A9R74* 0757-0463
4
1
RESISTOR 82.51: +-1%
.125W
TF TC=O+-100
19701
SFR25H
A4A9R75 0698-3156
2
1
RESISTOR
14.7K
1%
.125W
TF TC=O+-100
19701
SFR25H
A4A9R76 0757-0465
6
1
RESISTOR
1OOK
+-1%
.125W
TF TC=O+-100
19701
SFR25H
A4A9R77 0757-0442
9
1
RESISTOR
10K
+-1%
.125W
TF TC=O+-100
19701
SFR25H
A4A9R78 0757-0280
3
1
RESISTOR
1K
+-I%
.125W
TF TC=O+-100
19701
SFR25H
A4A9R79 0757-0280
3
1
RESISTOR
1K
+-1X
.125W
TF TC=O+-100
19701 SFR25H
A4A9R80 0757-0280
3
1
RESISTOR
1K
+-1%
.125W
TF TC=O+-100
19701
SFR25H
A4A9R81 0757-0280
3
1
RESISTOR
1K
+-1%
.125W
TF TC=O+-100
19701
SFR25H
R4A9R82 0698-0084
9
1
RESISTOR
2.15K
1%
.125W
TF TC=O+-100
19701 SFR25H
44A9R83* 0757-0438
3
1
RESISTOR
5.11K
+-1%
.125W
TF TC=O+-100
19701
SFR25H
44A9R84* 0757-0462
3
1
RESISTOR 75K +-1%
.125W
TF TC=O+-100
19701
SFR25H
44A9R85* 0757-0467
8
1
RESISTOR 121K +-1%
.125W
TF TC=O+-100
19701
SFR25H
44A9R86* 0757-0289
2
1
RESISTOR
13.3K
+-1%
.125W
TF TC=O+-100
19701
SFR25H
44A9R87* 0757-0417
8
1
RESISTOR 562 +-I%
.125W
TF TC=O+-100
19701
SFR25H
44A9RTl
0837-0007
2
1
THERMISTOR DISC
lOK-OHM
TC=-4.4%/C-DEG
15801
JA41Jl
44A9RT2
0837-0380 4 1
THERMISTOR TUB WITH AXL LEADS
SOK-OHM MSC 503K
\4A9RT3
0837-0380 4 1
THERMISTOR
TUB
WITH AXL LEADS
50K-OHM MSC 503K
\4A9RT4
0837-0007
2
1
THERMISTOR DISC
lOK-OHM
TC=-4.4%/C-DEG
15801
JA41Jl
\4A9RT5
0837-0393
9
1
THERMISTOR DISC
5K-OHM lDC502K-270-S
\4A9TPl
1251-0600
0
1
CONNECTOR-SGL CONT PIN
1.14-MM-BSC-SZ
SQ 27264 16-06-0034
\4A9TP2
1251-0600
0
1
CONNECTOR-SGL CONT PIN
1.14-MM-BSC-SZ
SQ 27264 16-06-0034
\4A9Ul
1826-0990
0
1
IC OP AMP GP DUAL 8-DIP-C PKG 04713
MC1458U
\4A9U2
1820-0468
5
1
IC DCDR TTL BCD-TO-DEC 4-TO-IO-LINE 4-IN
01295 SN7445N
*Indicates factory-selected value
85662-60225 Parts List
Page 3 of 4

HP Part Number 85662-60225
A4A9 IF Control Assembly
Reference HP Part
Designatior
Number
A4A9U3
1858-0076
A4A9U4
1858-0076
A4A9U5
1810-0277
A4A9U6
1820-0468
A4A9U7 1820-1195
A4A9U8
1858-0077
A4A9U9 1820-0471
A4A9UlO
1820-1196
A4A9Ull 1820-0468
A4A9U12
A4A9U13
A4A9U14
A4A9U15
A4A9U16
1810-0280
1820-1216
1820-1196
L820-0471
L858-0076
A4A9U17
1820-1196
A4A9U18
1820-1196
A4A9U19
1820-0471
A4A9U20
,820-1196
A4A9U21 .820-2024
A4A9U22
.810-0280
A4A9VRl
.902-3203
A4A9VR2
.902-0041
A4A9Wl
1159-0005
85662-60225
Parts List
Page 4 of 4
t
t
I
I
I
i
I
I
I
:
t
(
(
E
E
[
E
2
I
E
E
4
c
-
E
-
1
1
1
1
1
1
1
1
1
1
1
1
1
1
1
1
1
1
1
1
1
1
1
-
Description
TRANSISTOR ARRAY
14-PIN
PLSTC TO-116
04713
MPQ2907P
TRANSISTOR ARRAY 14-PIN PLSTC TO-116
04713
MPQ2907P
NETWORK-RES
lo-SIP
2.2K OHM X 9
91637 MSPlOAOl
IC DCDR TTL BCD-TO-DEC
4-TO-IO-LINE
4-IN
01295 SN7445N
IC FF TTL LS D-TYPE PDS-EDGE-TRIG COM CL
TRANSISTOR ARRAY
14-PIN
PLSTC TO-116
IC INV TTL HEX
I-INP
IC FF TTL LS D-TYPE POS-EDGE-TRIG COM CL
IC DCDR TTL BCD-TO-DEC
4-TO-lo-LINE
4-IN
01295 SN74LS175N
04713
MPQ2222P
01295 SN7406N
01295
SN74LS174N
01295
SN7445N
NETWORK-RES IO-SIP
lO.DK
OHM
X 9 91637
MSPlDADl
IC DCDR TTL LS 3-TO-8-LINE 3-INP 01295 SN74LS13BN
IC FF TTL LS D-TYPE PDS-EDGE-TRIG COM CL 01295
SN74LSl74N
IC INV TTL HEX l-INP 01295 SN7406N
TRANSISTOR ARRAY 14-PIN PLSTC TO-116
04713
MPQ2907P
IC FF TTL LS D-TYPE POS-EDGE-TRIG COM CL
IC FF TTL LS D-TYPE PDS-EDGE-TRIG CDM CL
IC INV TTL HEX l-INP
IC FF TTL LS D-TYPE POS-EDGE-TRIG COM CL
IC DRVR TTL LS LINE DRVR DCTL
01295
SN74LS174N
01295 SN74LS174N
01295 SN7406N
01295
SN74LS174N
01295
SN74LS244N
NETWORK-RES
lo-SIP
lO.OK
OHM
X 9
91637
DIODE-ZNR
14.7V
5% DO-35
PD=.4W 04713
DIODE-ZNR
5.11V
5% DO-35
PD=.4W 04713
RESISTOR-ZERO OHMS 22 AWG LEAD DIA
55210
MSPlOAOl
L-2007-1
*Indicates factoy-selected value
Mfr
Mfr Part
Code
Number

dd
(D
P
:,
--
(D
:
:,
-
0
n
-
0
-
0
0
-
0
0
-
-
0
-
-
-
0
1
0
0
0
-
0
0
0
0
-
0
0
0
0
0
0
0
-
0
1
I
U6
I
u14
cl
@GJ
oo@
a20
021
I
I
U16 4
i
I&::
%
y?gJ@
Rib
I
R14
,p
CR19 R28
E
@
ifi
,
1
0
U15 4
I
1
0
ICl
+I
I
J
IR68
1
R60
/3
MHz
R6 1
/l
MHZ
R62
/300
KHz
1
*
I
2
hk
\~65
10 KHz
\ R66
3
KHz
A4A9 IF Control Component Locations, 85662-60173
(Option H96 Tab)

--
(D
-0
z,
--
(0
ii
go,
0
0
0
0
:
0
0
0
a
:
1
0
0
1
m
m
IR76
R63
El
R6.
R75
pq
ICB
pq
Ic9
I
u1.5
m
m
I I
pqpj
El
,“:;
lCRlJl
I737
ICR141
m
Ic3
I
I
I
a
u7
I I
Ic4
1
lJ16
4
p-q
pq
,Fwyq
[clt
lpi--j
LY--.3
[c5
In
I
I
’
m
J
I
u’”
9
I
u2
9
ICb
R66
/
3
kHz
R65
/lO
kHz
R62
-300
kHz
\R61
1 MHz
\
R60
3 MHz
\
1
*
\
2
*
A4A9 IF Control Component Locations, 85662-60201
(Option H96 Tab)

-I
0
0
0
0
0
0
-
0
0
0
0
0
0
0
0
0
0
0
1
0
0
0
0
-
0
0
0
-
0
-
0
0
0
-
0
0
0
1
I
u19
m
pq
jR77IJ
Id
c20 +
a
c21 +
c22 +
p~f!iFJ
pj
s”
E&Ill
IT%
0716
R44 R17
I
1
ma
LI..,
I d
Ull
RIV
Rae
H
R79
wa
SEE
EXPLODED
VIEWS
A4A9 IF Control Component Locations, 85662-60225 (1 of 2)
(Option H96 Tab)

EXPLODED VIEWS
CR2 R83 R3
RTl
R84
CR3
CR4
R85
CR5
R66
3
kHz
R65
10
kHz
R6
RT2
RT3
R7
R86 R87 R60
RTS
Rll
3 MHz
TOP VIEW
THERMISTOR POST DIODE
POST
RESISTOR
EXAMPLE OF COMPONENT LAYOUT, SIDE VIEW
A4A9 IF Control Component Locations, 85662-60225 (2 of 2)
(Option H96 Tab)


Option 462
HP 85662A Option 462 is the IF-Display Section that is used with the HP 8566B Option 462
and the HP 8568B Option 462 Spectrum Analyzers. This is the Impulse Bandwidth/6
dB
Bandwidth option. Resolution bandwidths from 1
kHz
through 3 MHz are impulse
bandwidths. Resolutions bandwidths from 10 Hz through 300 Hz are 6
dB
bandwidths.
Option
462
Assemblies
The following Option 462 assemblies are covered in this manual:
A4A4
Bandwidth Filter (85662-60184)
A4A7
3 MHz Bandwidth Filter (85662-60186)
A4A8 Attenuator-Bandwidth Filter (85662-60185)
A4A9 IF Control (85662-60187, 85662-60211,85662-60223)
A4A4
Bandwidth Filter (85662-60184)
The parts list, the component location, and the schematic diagram for this assembly are
located in this section of the manual.
A4A7
3 MHz Bandwidth Filter (85662-60186)
The parts list for this assembly is located in this section. The component locations and the
schematic diagram for this assembly are located in
A4A7
section of this manual.
A4A8 Attenuator-Bandwidth Filter (85662-60185)
The parts list, the component location, and the schematic diagram for this assembly are
located in this section of the manual.
A4A9
IF Control (85662-60 187,
85662-60211,85662-60223)
This assembly has three versions. The circuit description and the troubleshooting information
for the Option 462
A4A9
versions are located in this section. The parts lists, the component
locations, and the schematic diagrams for each version are also located in this section.
Option 462 1

A4A9
IF
Control,
Circuit
Description
Control information for A4 IF-Video assembly is transmitted over the Instrument Bus from
the Al5 Controller and decoded by the
A4A9
IF Control.
Address Decoder
@
The Address Decoder monitors ADR O-4 and activates the input latches for addresses 20 and
21 when control line LTIO goes low. Address 20 activates input latches
UlO,
U14, and U17
(U6,
U8,
and
U9
in early versions of
A4A9).
Address 21 activates input latches U7, U18, and
U20
(U3,
UlO,
and
Ull
in early versions of
A4A9).
Table 7 of the troubleshooting information
shows the line levels of the ADR control lines for addresses 20 and 21.
Input Latches
@
Input latches hold the IOB levels present at the input of the latch when the address decoder
activates the input latch. Six input latches are activated (clocked) by 2 control lines (Address
20 and Address 21) from the Address Decoder
@.
For example, when Address 20 goes high,
input latches
UlO,
U14, and U17 (U6, U8, and
U9
in early versions of
A4A9)
are activated.
The levels of all sixteen IOB lines, IOBO through IOB15, are held at those same levels at the
outputs of
UlO,
U14, and U17.
AO.0
to A15.9
dB
Control
@
The
AO.0
to A15.9
dB
Control circuitry provides attenuation control voltages for the
A4A5
Step Gain. Up to 14
dB
of attenuation is accomplished by switching on discrete attenuation
steps on the
A4A5
Step Gain via the A8dB, A4dB, and A2dB control switching lines. The
smaller attenuation steps (0.1
dB
through 1.9 dB) are accomplished by controlling the amount
of dc current through a PIN diode attenuator on A4A5. One of the outputs of
Ull
goes low
when a particular step of attenuation is selected. The output of
U19A
also goes low when an
odd step of attenuation is desired (0.1
dB,
0.3
dB,
1.5 dB, and so forth). The fixed resistors
tied to edge- connector pin P2-7 determine the
amout
of current through (and hence the
attenuation of) the PIN diode attenuator. The operation of the attenuator is described in
A4A5.
IF Gain Control
(6~
The IF Gain Control interfaces with A4A5 Step Gain, the Log Amplifiers in
A4A2,
A4A3,
and
A4Al
Video Processor. Table 5 shows the conditions under which the steps are used.
Bandwidth Control
@
Bandwidths from 3 MHz to 100
kHz
(BW
2
+14.8V)
These bandwidths are produced in the 21.4 MHz IF by four parallel tank circuits (two in
A4A4
Bandwidth Filter and two on
A4A8
Attenuator-Bandwidth Filter). Their Q (which
determines bandwidth) is controlled by PIN diodes used as variable resistors. The resistance
of these PIN diodes is determined by the average current through them, which is generated
by
Q9.
Either R60, R61, or R62 is switched in by U2, depending on which bandwidth had
been selected. These potentiometers (3 MHz, 1 MHz, and 300
kHz)
determine the amount of
current sunk by
Q9,
which in turn determines the bandwidth. If no current is sunk by
Q9,
2 Option 462

the filters go to their highest Q (determined by factory-selected resistors), which yields the
100
kHz
bandwidth.
Bandwidths from 30
kHz
to 3
kHz
(BW7 =
-0.6v)
These bandwidths are produced in the 21.4 MHz IF by five crystal filters (two in A4A8 and
three in
A4A4).
Their Q (which determines bandwidth) is controlled by PIN diodes, the same
as for the wider bandwidths. Refer to the preceding discussion of the wider bandwidths.
QlO
is the current sink for bandwidths from 30
kHz
to 3
kHz.
The amount of current it sinks is
selected by U2 and adjusted by potentiometers R65 and R66 (10
kHz
and 3 kHz), depending
on which bandwidth is selected. If no current is sunk by
&lo,
the filters go to their lowest Q
(determined by factory-selected resistors), which yields the 30
kHz
bandwidth.
Ql
should be
off except for the 3 MHz to 100
kHz
bandwidths.
Bandwidths from 1
kHz
to 10 Hz (SWITCH =
OV)
These bandwidths are produced in the 3 MHz IF
(A4A7)
by five crystal filters. The Q of
these filters is controlled by resistors which are switched in by diodes. These, in turn, are
controlled by Q25, Q26, Q28, and Q29. The transistors switch lines which are named after the
bandwidths they produce. Q27 is on (saturated) only for bandwidths 1
kHz
through 10 Hz.
Option 462 3

A4A9
IF
Control,
Troubleshooting
If the BW5 control line is not switching, Q3 is most likely defective. If Q3 is found to be
defective, check
QS
to determine if it has failed also.
Figure 1 is reproduced from the troubleshooting for the
A4A5
Step Gain. It shows the
results of a quick test to determine proper operation of the 0.0 to 1.9
dB
attenuator section
of the
AO.0
to A15.9
dB
control. As the figure shows, the steps are not exactly 0.1
dB.
If the
steps are not continuously increasing (monotonic), either a control line is not switching or
a switching diode is defective. Table 7 will be useful in determining when a control line is
active.
REF
/p
LINEAR
CENTER
MKR
A 19.36
ret
-9.9
dm?
ATTEN
10
dB
1.90 68
I
I I
I
I
I
I
I III
100.000
MHZ
SPAN 0 HZ
RES
SW
3 MHz (1)
VBW
3
kHZ
SWP
20
tee
Note
I
lb
Center Frequency readout will be 20.000 000 MHz for an
HP 8568B/HP 85678.
Figure 1. 0.1
dB
Step Gain Display
The absolute step amplitudes can be determined with the MARKER A function. The
reference steps are 0.0
dB
and 0.9
dB.
In the Linear mode the error should be less than
f0.12
dB.
The 1
dB,
1.4 dB, and 1.8
dB
steps are controlled by factory selected resistors. If one of these
steps is in error by more than
f
0.12
dB
in the Linear mode, refer to the adjustment section
of the Performance Tests and Adjustments Manual for the procedure to determine the correct
value. The other steps should be f0.2
dB
in the Linear mode.
Tables 1 through 8 provide information that is useful in troubleshooting the A4A9 IF Control
Assembly.
4 Option 462

Table 1. 0.0 to -1.9
dB
Control Truth Table
(Levels at Output of Latch U20)*
A.4
dB
Ii
II
H II
E
E
E E
A.8
dB
E
EE
E
AldB
E
E
E
E
E
H
E
E
E
E
* Latch
Ull
on
early versions of
A4A9
IF Control
Table 2.
0 to -9
dB
Control Truth Table
(Levels at Output of Latches U18 and U20)*
Reference
I
-6
(-7)
E
-6
(-9)
A4
dB
E
E
I
*
Latches UlO and
Ull
on early
versions
of
A4A9
IF Control
I
Table 3. Resolution Bandwidth Truth Table
Option 462 5

Table 4. Video Bandwidth Truth Table
100
Hz
H
30 Hz
HH
10
Hz
H
3
Hz
H
1
Hz
6 Option 462

Table 5. 10
dB
Gain Step Truth Table
(Levels at Output of Latches
UlO
and
Ul7)*
r
Reference
Level
dBm
-10 -20 -30 -40 -50 -60 -70 -80 -90 -100 -110
Res BW
23
kHz
Reference
Level
dBm
-10 -20 -30 -40 -50 -60 -70 -80 -90 -100 -110 -120
-130
Res BW
51
kHz
A10
dB
Lot3
H
Lin H
I
A20 dB Log H
I
I
Option 462 7

Table 6. Bandwidth Control Lines
(All Voltages Approximate)
100
kHz +14.8 V-14.0 V-14.0 V
30 kHz -0.6 V +14.3 V +14.3 V
10 kHz -0.6 V
+9.3
V
+9.3
V
3 kHz -0.6 V
+9.0
V +9.o V
1
kHz -0.6 V +14.3 V
+9.2
V
300 Hz -0.6 V
+143
V
+9.2
V
100 Hz -0.6 V +14.3 V
+9.2
V
+14.3 v
+14.7v
<-10 v
f-t
+14.3 v
+14.7v
<-1ov
+14.3 V
+14.7
v <-10 v
+14.3v
+14.7v
<-1OV
I
+14.3 v +o.o v
<-IO
v
+14.3 v +o.o v
>4V
s
,+14.3
v +o.ov
<-1ov
+14.3 v +o.o v <-10 v
+14.3 v +o.o v
<-IO
v
<-10 v
<-1ov
<-10 v
<-1ov
<-1ov
<-10 v
34
<-1ov
<-1ov
<-1ov
I<-1OV
<-1ov
<-10 v
Table 7. Address Line Truth Table
j
Table 8. Log Expand Truth Table
8 Option 462

HP Part Number
85662.60184
A4A4 Bandwidth Filter
Description
A4A4
85662-60184
1
1
BOARD ASSEMBLY, BANDWIDTH FILTER
(OPTION 462)
A4A4Cl 0160-4832
4
1
CAPACITOR-FXD
.OlUF
+-lo%
1OOVDC
CER
A4A4C2 0160-4832
4
1
CAPACITOR-FXD
.OlUF
+-IO%
1OOVDC
CER
A4A4C3 0160-5899
5
1
CAPACITOR-FXD
7.5PF
+-.5PF
EOOVDC
CER
0-t
A4A4C4 0160-4832
4
1
CAPACITOR-FXD
.OlUF
+-lo%
1OOVDC
CER
A4A4C5 0160-4832
4
1
CAPACITOR-FXD
.OlUF
+-lo%
1OOVDC
CER
A4A4C6 0160-4833
5
1
CAPACITOR-FXD
.022UF
+-lo%
1OOVDC
CER
A4A4C7 0160-4832
4
1
CAPACITOR-FXD
.OlUF
+-lo%
1OOVDC
CER
A4A4C8 0160-4791
4
1
CAPACITOR-FXD
1OPF
+-5%
1OOVDC
CER O+-30
A4A4C9 0121-0059
7
1
CAPACITOR-V TRMR-CER 2-8PF 350V PC-MTG
A4A4ClO* 0160-4795
8
1
CAPACITOR-FXD
4.7PF
+-.5PF
1OOVDC
CER
O-+
A4A4Cll 0160-4832
4
1
CAPACITOR-FXO
.OlUF
+-lo%
1OOVDC
CER
A4A4C13 0160-4832
4
1
CAPACITOR-FXD
.OlUF
+-lo%
1OOVDC
CER
A4A4C14 0160-4832
4
1
CAPACITOR-FXD
.OlUF
+-lo%
1OOVDC
CER
A4A4C15 0160-4574
1
1
CAPACITOR-FXD
1OOOPF
+-lo%
1OOVDC
CER
A4A4C16 0160-0437
7 1
CAP-FXD 12pF 500 V
A4A4C17* 0160-0134
1
1
CAPACITOR-FXD 220PF +-5% 300VDC MICA
0+7
A4A4C18 0160-4832
4
1
CAPACITOR-FXD
.OlUF
+-lo%
1OOVDC
CER
A4A4C19 0121-0036
0
1
CAPACITOR-V TRMR-CER
5.5-18PF
350V PC-MT
A4A4C20 0121-0444
4
1
CAP-VAR
9pF
3pF
160 V
A4A4C21 0160-4832
4
1
CAPACITOR-FXD
.OlUF
+-lo%
1OOVDC
CER
A4A4C22 0160-4832
4
1
CAPACITOR-FXD
.OlUF
+-lo%
1OOVDC
CER
A4A4C23 0160-4832
4
1
CAPACITOR-FXD
.OlUF
+-lo%
1OOVDC
CER
A4A4C24
0160-4832
4
1
CAPACITOR-FXD
.OlUF
+-lo%
1OOVDC
CER
A4A4C25
0160-4832 4
1
CAPACITOR-FXD
.OlUF
+-lo%
1OOVDC
CER
A4A4C26 0160-4832
4
1
CAPACITOR-FXD
.OlUF
+-lo%
1OOVDC
CER
A4A4C27 0160-4832
4
1
CAPACITOR-FXD
.OlUF
+-lo%
1OOVDC
CER
A4A4C28 0140-0194
1 1
CAPACITOR-FXD
1lOPF
+-5%
JOOVDC
MICA
A4A4C29 0160-4832
4
1
CAPACITOR-FXD
.OlUF
+-lo%
1OOVDC
CER
A4A4C30 0160-4832
4
1
CAPACITOR-FXD
.OlUF
+-lo%
1OOVDC
CER
A4A4C31 0160-2207
3
1
CAP-FXD 3OOpF 300 V MICA
A4A4C32 0160-4832
4
1
CAPACITOR-FXD
.OlUF
+-lo%
1OOVDC
CER
A4A4C33 0160-4833
5
1
CAPACITOR-FXD
.022UF
+-lo%
1OOVDC
CER
A4A4C34 0160-4832
4
1
CAPACITOR-FXD
.OlUF
+-lo%
1OOVDC
CER
A4A4C35 0160-4832
4
1
CAPACITOR-FXD
.OlUF
+-lo%
1OOVDC
CER
A4A4C36 0160-4832
4
1
CAPACITOR-FXD
.OlUF
+-lo%
1OOVDC
CER
A4A4C37 0160-4791
4
1
CAPACITOR-FXD
1OPF
+-5%
1OOVDC
CER O+-30
A4A4C38* 0160-4795
8
1
CAPACITOR-FXD
4.7pF
+-.5pF
1OOVDC
CER
A4A4C39 0121-0059
7
1
CAPACITOR-V TRMR-CER 2-8PF 350V PC-MTG
A4A4C40 0160-4832 4
1
CAPACITOR-FXD
.OlUF
+-lo%
1OOVDC
CER
A4A4C41 0121-0452
4
1
CAPACITOR-V TRMR-AIR
1.3-5.4PF
175V PC-M
A4A4C43 0121-0452
4
1
CAPACITOR-V TRMR-AIR
1.3-5.4PF
175V PC-M
A4A4C46 0160-4835
7
1
CAPACITOR-FXD
.lUF
+-lo% 50VDC CER
A4A4C47 0160-4832
4
1
CAPACITOR-FXD
.OlUF
+-lo%
1OOVDC
CER
A4A4C48 0160-4832
4
1
CAPACITOR-FXD
.OlUF
+-lo%
1OOVDC
CER
A4A4C49 0160-4832
4
1
CAPACITOR-FXD
.OlUF
+-lo%
1OOVDC
CER
Mfr Mfr Part
Code Number
28480
85662-60184
04222
SAlOlC103KAAH
04222
SAlOlC103KAAH
MA12COG2D7R50
04222
SAlOlC103KAAH
04222
SAlOlC103KAAH
04222
SA201C223KAAH
04222
SAlOlC103KAAH
04222
SA102AlOOJAAH
52763
304-324-139
04222
SA102A4R7DAAH
04222
SAlOlC103KAAH
04222
SAlOlC103KAAH
04222
SAlOlC103KAAH
04222
SAlOlC102KAAH
301-OOO-P3KO-120J
09023
CD15FD221J03
04222
SAlOlC103KAAH
52763
304-324-237
52763
302-450-204
04222
SAlOlC103KAAH
04222
SAlOlC103KAAH
04222
SAlOlC103KAAH
04222
SAlOlC103KAAH
04222
SAlOlC103KAAH
04222
SAlOlC103KAAH
04222
SAlOlC103KAAH
09023
CD15FDlllJ03
04222
SAlOlC103KAAH
04222
SAlOlC103KAAH
09023
CD15FD301J03
04222
SAlOlC103KAAH
04222
SA201C223KAAH
04222
SAlOlC103KAAH
04222
SAlOlC103KAAH
04222
SAlOlC103KAAH
04222
SA102AlOOJAAH
04222
SA102A4R7DAAH
52763
304-324-139
04222
SAlOlC103KAAH
74970 187-0103-028
74970 187-0103-028
04222
SA115C104KAAH
04222
SAlOlC103KAAH
04222
SAlOlC103KAAH
04222
SAlOlC103KAAH
*Indicates factory-selected value
8566240184 Parts List
Page 1 of 6

Reference
Designatior HP Part
Number
A4A4C50
0160-4832
A4A4C52
0160-4832
A4A4C53
0160-4832
A4A4C54
0160-4832
A4A4C55
0160-4833
A4A4C56
0160-4832
A4A4C57
0160-2207
A4A4C58
0160-4832
A4A4C59
0160-4832
A4A4C60
0160-4832
A4A4C61
0160-4832
A4A4C62 0160-4574
A4A4C63
0160-4832
A4A4C64
0160-4791
A4A4C65
0121-0059
A4A4C66*
0160-4795
A4A4C67
0121-0036
A4A4C68
0160-4832
A4A4C69
0160-0437
A4A4C70*
0160-0134
A4A4C71
0160-4832
A4A4C72
3160-4832
A4A4C73
3121-0444
A4A4C74
3121-0444
A4A4C76
3160-4832
A4A4C77
1160-4832
A4A4C78
1160-4832
A4A4C79
1160-4832
A4A4C80
1160-4832
A4A4C81
1160-4832
A4A4C84
J160-2207
A4A4C86
1160-4832
A4A4C87 1160-4835
A4A4C88
1160-4835
A4A4C89 1160-4832
R4A4C90
R4A4C91
44A4C92*
R4A4C93
44A4C94
1160-4832
1160-5902
1160-0134
)160-4832
)160-5902
44A4C95
1160-4832
44A4C96
1160-5902
44A4C97*
1160-0134
14A4C98
1160-4832
\4A4C99
1160-6634
\4A4ClOO
1160-6634
i4A4ClOl
1160-6634
\4A4CRl
901-0047
85662-60184
PartsList
Page 2 of 6
f
I
,
1
1
1
1
1
i
;
I
t
1
I
I
4
4
4
I
1
!
1
1
1
I
5
I
r
1
I
I
i
I
,
.
3
1
1
1
1
1
1
1
1
1
1
1
1
1
1
1
1
1
1
1
1
1
1
1
1
1
1
1
1
1
1
1
1
1
1
1
1
1
1
1
1
1
1
1
1
1
1
1
1
A4A4 Bandwidth Filter
Description
CAPACITOR-FXD
.OlUF
+-lo%
1OOVDC
CER
CAPACITOR-FXD
.OlUF
+-lo%
1OOVDC
CER
CAPACITOR-FXD
.OlUF
+-lo%
1OOVDC
CER
CAPACITOR-FXD
.OlUF
+-lo%
1OOVDC
CER
CAPACITOR-FXD
.022UF
+-lo%
1OOVDC
CER
Mfr
COdS
Mfr Part
Number
0422;
SAlOlC103KAAH
0422;
SAlOlC103KAAH
04221
SAlOlC103KAAH
0422;
SAlOlC103KAAH
0422;
SA201C223KAAH
CAPACITOR-FXD
.OlUF
+-lo%
1OOVDC
CER
0422;
SAlOlC103KAAH
CAP-FXD 3OOpF 300 V MICA
0902:
CD15FD301J03
CAPACITOR-FXD
.OlUF
+-lo%
1OOVDC
CER
0422;
SAlOlC103KAAH
CAPACITOR-FXD
.OlUF
+-lo%
1OOVDC
CER
0422;
SAlOlC103KAAH
CAPACITOR-FXD
.OlUF
+-lo%
1OOVDC
CER
0422;
SAlOlC103KAAH
CAPACITOR-FXD
.OlUF
+-lo%
1OOVDC
CER
0422;
SAlOlC103KAAH
CAPACITOR-FXD
1OOOPF
+-lo%
1OOVDC
CER
0422;
SAlOlC102KAAH
CAPACITOR-FXD
.OlUF
+-lo%
1OOVDC
CER
0422i
SAlOlC103KAAH
CAPACITOR-FXD
1OPF
+-5%
1OOVDC
CER O+-30
0422;
SAl02AlOOJAAH
CAPACITOR-V TRMR-CER 2-8PF 350V PC-MTG
5276:
304-324-139
CAPACITOR-FXD
4.7PF
+-.5PF
1OOVDC
CER
CAPACITOR-V TRMR-CER
5.5-18PF
350V PC-MT
CAPACITOR-FXD
.OlUF
+-lo%
1OOVDC
CER
CAP-FXD 12pF 500 V
CAPACITOR-FXD 220PF +-5%
JOOVDC
MICA
0+7
04222
5276:
04222
09023
SA102A4R7DAAH
304-324-237
SAlOlC103KAAH
301-OOO-P3KO-120J
CD15FD221J03
CAPACITOR-FXD
.OlUF
+-lo%
1OOVDC
CER
04222 SAlOlC103KAAH
CAPACITOR-FXD
.OlUF
+-lo%
1OOVDC
CER
04222
SAlOlC103KAAH
CAP-VAR
9pF
3pF
160 V
52763 302-450-204
CAP-'/AR
9pF
3pF
160 V
52763 302-450-204
CAPACITOR-FXD
.OlUF
+-lo%
1OOVDC
CER
04222 SAlOlC103KAAH
CAPACITOR-FXD
.OlUF
+-lo%
1OOVDC
CER
04222 SAlOlC103KAAH
CAPACITOR-FXD
.OlUF
+-lo%
1OOVDC
CER
04222 SAlOlC103KAAH
EAPACITOR-FXD
.OlUF
+-lo%
1OOVDC
CER
04222 SAlOlC103KAAH
LAPACITOR-FXD
.OlUF
+-lo%
1OOVDC
CER
04222 SAlOlC103KAAH
ZAPACITOR-FXD
.OlUF
+-lo%
1OOVDC
CER
04222 SAlOlC103KAAH
ZAP-FXD
3OOpF
300 V MICA
:APACITOR-FXD
.OlUF
+-lo%
1OOVDC
CER
:APACITDR-FXD
.lUF
+-lo%
SOVDC
CER
:APACITOR-FXD
.lUF
+-lo%
SOVDC
CER
:APACITOR-FXD
.OlUF
+-lo%
1OOVDC
CER
09023
04222
04222
04222
04222
04222
09023
04222
CD15FD301J03
SAlOlC103KAAH
SAllSC104KAAH
SAll5C104KAAH
SAlOlC103KAAH
:APACITOR-FXD
.OlUF
+-lo%
1OOVDC
CER
:APACITOR-FXD
1lPF
+-5% 2OOVDC CER
(b-30
:APACITOR-FXD
220PF +-5%
JOOVDC
MICA
0+7
:APACITOR-FXD
.OlUF
+-lo%
1OOVDC
CER
:APACITOR-FXD
1lPF
+-5%
ZOOVDC
CER O+-30
SAlOlC103KAAH
MA12COG2DllOJ
CD15FD221J03
SAlOlC103KAAH
MA12COG2DllOJ
:APACITOR-FXD
.OlUF
+-lo%
1OOVDC
CER
:APACITOR-FXD
1lPF
+-5X
200VDC CER O+-30
:APACITOR-FXD
220PF +-5% 300VDC MICA
0+7
:APACITOR-FXD
.OlUF
+-lo%
1OOVDC
CER
:AP-FXD 9pF 50 V
04222
09023
04222
SAlOlC103KAAH
MA12COG2DllOJ
CD15FD221J03
SAlOlC103KAAH
CC45UJlH090DYP
:AP-FXD 9pF 50 V
LAP-FXD
9pF
50 V
IIODE-SWITCHING
20V 75MA
1ONS
DO-35
CC45UJlH090DYP
CC45UJlH090DYP
71468
*Indicates factory-selected value

Reference
Designation
HP
Part
Number
C
c
A4A4CR3
A4A4CR4
1901-0047
1901-1070
A4A4CR5
A4A4CR6
A4A4CR7
A4A4CR8
A4A4CRlO
1901-1070
1901-0535
1901-0047
1901-0535
1901-0047
A4A4CR12
A4A4CR13
A4A4CR14
A4A4CR15
A4A4CR16
1901-0047
1901-1070
1901-0535
1901-0047
1901-0535
A4A4CR18
A4A4CR19
A4A4CR20
A4A4CR21
A4A4CR22
1901-0047
1901-1070
1901-0047
1901-1070
1901-0535
A4A4CR23
A4A4CR24
A4A4CR25
A4A4CR27
A4A4CR28
1901-0047
1901-0535
1901-1070
1901-0535
1901-0535
A4A4CR29
A4A4CR30
A4A4El
A4A4E2
A4A4E3
1901-0047
1901-0047
)170-0029
)170-0029
3170-0029
A4A4E4
A4A4E5
A4A4E6
A4A4E7
A4A4E8
)170-0029
)170-0029
3170-0029
3170-0029
1170-0029
A4A4E9
A4A4ElO
A4A4Ell
A4A4E12
A4A4E13
n70-0029
)170-0029
)170-0029
1170-0029
)170-0029
A4A4E14
A4A4E15
A4A4E16
A4A4E17
A4A4Ll
)170-0029
3
1170-0029
3
)170-0029
3
1170-0029
3
1100-1641
0
A4A4L2 )lOO-0539
3
A4A4L3 1140-0398
6
A4A4L4
15662-60188
5
A4A4L5
1140-0399
7
A4A4L6
1100-3912
2
-
2t
1
1
1
1
1
1
1
1
1
1
1
1
1
1
1
1
1
1
1
1
1
1
1
1
1
1
1
1
1
1
1
1
1
1
1
1
1
1
1
1
1
1
1
1
1
1
1
HP Part Number 85662-60184
A4A4 Bandwidth Filter
Description Mfr
Mfr Part
Code Number
DIODE-SWITCHING 20V 75MA
1ONS
DO-35
71466
DIODE-PIN
1lOV 2848C
DIODE-PIN
1lOV 2848C
DIODE-SCHOTTKY SM SIG
DIODE-SWITCHING 20V 75MA
1ONS
DO-35
DIODE-SCHOTTKY SM SIG
DIODE-SWITCHING 20V 75MA
1ONS
DO-35
71468
71468
DIODE-SWITCHING 20V 75MA
1ONS
DO-35
71468
DIODE-PIN
1lOV 28480
DIODE-SCHOTTKY SM SIG
DIODE-SWITCHING 20V 75MA
1ONS
DO-35
DIODE-SCHOTTKY SM SIG
71468
DIODE-SWITCHING 20V 75MA
1ONS
DO-35
DIODE-PIN
1lOV
DIODE-SWITCHING 20V 75MA
1ONS
DO-35
DIODE-PIN
1lOV
71468
28480
71468
28480
DIODE-SCHOTTKY SM SIG
DIODE-SWITCHING 20V 75MA
1ONS
DO-35
DIODE-SCHOTTKY SM SIG
DIODE-PIN
1lOV
71468
28480
DIODE-SCHOTTKY SM SIG
DIODE-SCHOTTKY SM SIG
IIODE-SWITCHING
20V 75MA
1ONS
DO-35
71468
)IODE-SWITCHING
2OV
75MA
1ONS
DO-35
71468
:ORE-SHIELDING
BEAD
02114
:ORE-SHIELDING
BEAD
02114
:ORE-SHIELDING
BEAD
02114
56-590-65A2/4A
56-590-65A2/4A
56-590-65A2/4A
:ORE-SHIELDING
BEAD
02114
56-590-65A2/4A
:ORE-SHIELDING BEAD 02114
56-590-65A2/4A
:ORE-SHIELDING BEAD 02114
56-590-65A2/4A
:ORE-SHIELDING BEAD 02114
56-590-65A2/4A
:DRE-SHIELDING BEAD 02114
56-590-65A2/4A
:ORE-SHIELDING BEAD 02114
56-590-65A2/4A
:ORE-SHIELDING BEAD 02114
56-590-65A2/4A
:ORE-SHIELDING BEAD 02114
56-590-65A2/4A
:ORE-SHIELDING BEAD 02114
56-590-65A2/4A
:ORE-SHIELDING BEAD 02114
56-590-65A2/4A
:ORE-SHIELDING BEAD 02114
56-590-65A2/4A
:ORE-SHIELDING BEAD 02114
56-590-65A2/4A
:ORE-SHIELDING
BEAD
02114
56-590-65A2/4A
:ORE-SHIELDING BEAD 02114
56-590-65A2/4A
INDUCTOR RF-CH-MLD 240UH +-5%
.166D-INX.
99800 1537-94
[NDUCTOR RF-CH-MLD
1OUH
+-5X
.156D-INX.3
[NDUCTOR RF-CH-MLD 12UH +-5%
.166D-INX.3
:OIL
ASSEMBLY 21 MHZ
[NDUCTOR RF-CH-MLD
2.2UH
+-5%
.166D-INX.
[NDUCTOR RF-CH-MLD 15UH +-5%
.166D-INX.3
24226 15M102J
24226 15M122J
28480
85662-60188
24226 15M221J
24226 15M152J
*Indicates
factory-selected value
8566240184 Parts List
Page 3 of 6

Reference
Designatior
HP Part
Number
c
c
A4A4L7
9140-0453
1
A4A4L8 9140-0399
i
A4A4L9
9100-3560
E
A4A4LlO 9100-3560
E
A4A4L12 9100-3560
E
A4A4L13
9100-3912
i
A4A4L14
9100-3560
E
A4A4L15
9100-0539
3
A4A4L16
9100-0539
3
A4A4L17
9140-0398
6
A4A4L18 85662-60188
5
A4A4L19
9140-0399
7
A4A4L20
9140-0453
4
A4A4L22
9100-3912
2
A4A4L24 9100-3560
6
A4A4L25
9100-3560
6
A4A4L26
9100-3560
6
A4A4L27
9100-3562
8
A4A4L28
9100-3562
8
A4A4L29
9100-3562
8
A4A4MPl
A4A4MP2
A4A4MP3
A4A4MP4
A4A4MP5
6960-0016
0
85662-20153
0
6960-0016
0
2190-0401
0
A4A4MP6
2200-0101
0
A4A4MP7
66701-40001
9
A4A4Ql 1855-0267
5
A4A4Q2
1853-0007
7
A4A4Q3 1853-0007
7
A4A4Q4
A4A4Q5
A4A4Q6
A4A4Q7
A4A4Q8
1853-0007
7
1853-0007
7
1853-0007
7
1853-0007
7
1854-0404
D
A4A4Q9
1853-0007
7
A4A4QlO
1854-0404
0
A4A4Qll 1855-0267
5
A4A4Q12
1854-0404
3
A4A4Q13
1855-0267
5
A4A4Q14
1854-0345
3
A4A4Rl 3757-0441
3
A4A4R2
3698-3431
5
A4A4R3*
1698-8819
I
A4A4R4
3757-0401
3
A4A4R5
A4A4R6 1757-0442
1757-0397
1698-3155
85662-60184 Parts Liit
Page 4 of 6
-
3t!
1
1
1
1
1
1
1
1
1
1
1
1
1
1
1
1
1
1
1
1
1
1
1
1
1
2
1
1
1
1
1
1
1
1
1
1
1
1
1
1
1
1
1
1
1
1
1
HP Part Number 85662060184
A4A4 Bandwidth Filter
Description Mfr
Mfr Part
Code Number
INDUCTOR RF-CH-MLD
6.8UH
+-5%
.166D-INX.
2422E
15M-681J
INDUCTOR RF-CH-MLD
2.2UH
+-5%
.166D-INX.
24226
15M221J
INDUCTOR RF-CH-MLD
5.6UH
+-5%
.166D-INX.
2422E
15M561J
INDUCTOR RF-CH-MLD
5.6UH
+-5%
.166D-INX.
2422E
15M561J
INDUCTOR RF-CH-MLD
5.6UH
+-5%
.166D-INX.
24226
15M561J
INDUCTOR RF-CH-MLD 15UH +-5%
.166D-INX.3 24226 15Ml52J
INDUCTOR RF-CH-MLD
5.6UH
+-5%
.166D-INX. 24226 15M561J
INDUCTOR RF-CH-MLD
1OUH
+-5%
.156D-INX.3 24226 15M102J
INDUCTOR RF-CH-MLD
1OUH
+-5%
.156D-INX.3 24226 15M102J
INDUCTOR RF-CH-MLD 12UH +-5%
.166D-INX.3 24226 15M122J
:DIL
ASSEMBLY 21 MHZ
INDUCTOR RF-CH-MLD
2.2UH
+-5%
.166D-INX.
INDUCTOR RF-CH-MLD
6.8UH
+-5%
.166D-INX.
INDUCTOR RF-CH-MLD
15UH
+-5%
.166D-INX.3
INDUCTOR RF-CH-MLD
5.6UH
+-5%
.166D-INX.
28480 85662-60188
24226 15M221J
24226 15M-681J
24226 15M152J
24226 15M561J
INDUCTOR RF-CH-MLD
5.6UH
+-5%
.166D-INX. 24226 15M561J
INDUCTOR RF-CH-MLD
5.6UH
+-5%
.166D-INX. 24226 15M561J
INDUCTOR RF-CH-MLD
4.7UH
+-5%
.166D-INX. 24226 15M471J
INDUCTOR RF-CH-MLD
4.7UH
+-5%
.166D-INX. 24226 15M471J
LNDUCTDR
RF-CH-MLD
4.7UH
+-5%
.166D-INX. 24226 15M473J
'LUG-HOLE TR-HD FOR
.125-D-HOLE
NYL
JOT
ASSIGNED
02768 207-080501-01-0101
:DVER
BANDWIDTH FILTER
28480 85662-20153
'LUG-HOLE TR-HD FOR
.125-D-HOLE
NYL
02768 207-080501-01-0101
JASHER-FL NM ND. 4
.12-IN-ID
.312-IN-OD 73734 1470
iCREW-MACH
4-40
.188-IN-LG
PAN-HO-POZI
:XTRACTOR
PC
[RANSISTOR
J-FET N-CHAN D-MODE TO-92 SI
rRANSISTOR
PNP 213251 SI TO-18
PD=360MW
[RANSISTDR
PNP
2N3251
SI TO-18
PD=360MW
77250
28480
34677
04713
04713
86701-40001
213251
2N3251
'RANSISTOR PNP
2N3251
SI TO-18 PD=360MW
04713
'RANSISTOR PNP
2N3251
SI TO-18 PD=360MW
04713
'RANSISTDR PNP 213251 SI TO-18 PD=360MW
04713
'RANSISTDR PNP
2N3251
SI TO-18 PD=360MW
04713
'RANSISTOR NPN SI TO-18 PD=360MW
04713
2N3251
2N3251
2N3251
2N3251
'RANSISTOR PNP
2N3251
SI TO-18 PD=360MW
04713
'RANSISTOR NPN SI TO-18 PD=36DMW
04713
'RANSISTDR J-FET N-CHAN D-MODE TO-92 SI 34677
'RANSISTOR NPN SI TO-18 PD=36OMW
04713
'RANSISTDR J-FET N-CHAN D-MODE TO-92 SI 34677
2N3251
'RANSISTOR NPN
2N5179
SI TO-72 PD=200MW
04713 215179
!ESISTOR
8.25K
+-1%
.125W
TF TC=O+-100
19701
SFR25H
!ESISTOR
23.7 1%
.125W
TF TC=D+-100
19701
SFR25H
!ESISTDR
3.83 +-1%
.125W
TF TC=O+-100
91637 CMF-55-1
:ESISTOR
100 +-1%
.125W
TF
TC=O+-100
19701
SFR25H
:ESISTOR
10K
+-1%
.125W
TF TC=O+-100
:ESISTDR
68.1 +-1%
.125W
TF
TC=O+-100
ESISTOR
4.64K
1%
.125W
TF
TC=O+-100
19701
SFR25H
19701
SFR25H
19701
SFR25H
*Indicates factory-selected value

HP Part Number 85662-60184
A4A4 Bandwidth Filter
Description
RESISTOR
1K
+-1%
.125W
TF TC=O+-100
RESISTOR
5.11K
+-1%
.125W
TF TC=O+-100
Mfr
Mfr Part
COdt
Number
1970 SFR25H
1970 SFR25H
RESISTOR 215 1%
.125W
TF TC=O+-100
1970 SFR25H
RESISTOR
11K
+-1%
.125W
TF TC=O+-100
1970 SFR25H
RESISTOR 464 1%
.125W
TF TC=O+-100
1970.
SFR25H
RESISTOR 316 1%
.125W
TF TC=O+-100
1970:
SFR25H
RESISTOR 237 1%
.125W
TF
TC=O+-100
1970:
SFR25H
RESISTOR 3.16K +-I%
.125W
TF TC=O+-100
1970:
SFR25H
RESISTOR
IOK
+-1%
.125W
TF TC=O+-100
1970:
SFR25H
RESISTOR
14.7K
1%
.125W
TF TC=O+-100
19701
SFR25H
RESISTOR
14.7K
1%
.125W
TF
TC=0+-100
19701
SFR25H
PESISTOR
1K
+-1%
.125W
TF TC=O+-100
19701
SFR25H
7ESISTDR
4.221: 1%
.125W
TF TC=O+-100
19701
SFR25H
1ESISTDR
6.19K
+-1%
.125W
TF
TC=O+-100
19701
SFR25H
1ESISTOR
6.19K
+-1%
.125W
TF
TC=O+-100
19701
SFR25H
IESISTOR
23.7 1%
.125W
TF
TC=O+-100
19701
SFR25H
{ESISTOR
100
+-1%
.125W
TF
TC=O+-100
19701
SFR25H
lESISTDR
1K
+-1X
.125W
TF
TC=O+-100
19701
SFR25H
(ESISTOR
4.641: 1%
.125W
TF TC=O+-100
19701
SFR25H
lESISTOR
464 1%
.125W
TF TC=O+-100
19701
SFR25H
lESISTOR
11K
+-I%
.125W
TF TC=O+-100
19701
SFR25H
lESISTOR
5.11K
+-1%
.125W
TF
TC=O+-100
19701
SFR25H
!ESISTOR
215 1%
.125W
TF
TC=O+-100
19701
SFR25H
!ESISTDR 316 1%
.125W
TF TC=O+-100
19701
SFR25H
!ESISTOR
237 1%
.125W
TF TC=O+-100
19701 SFR25H
!ESISTDR
3.16K
+-1%
.125W
TF
TC=O+-100
19701
SFR25H
!ESISTOR
619 +-1%
.125W
TF TC=D+-100
19701 SFR25H
!ESISTDR
10K
+-1%
.125W
TF
TC=O+-100
:ESISTOR
IK
+-1%
.125W
TF
TC=O+-100
:ESISTDR
4.221: 1%
.125W
TF
TC=O+-100
.ESISTDR
6.19K
+-1%
.125W
TF
TC=O+-100
IDRMALLY
OPEN
19701
SFR25H
19701 SFR25H
19701
SFR25H
19701 SFR25H
ESISTDR-TRMR
1M
20% TKF SIDE-ADJ
17-TRN 73138 89PRlM
ORMALLY OPEN
ESISTOR 10 +-1%
.125W
TF
TC=O+-100
91637 CMF-55-1. T-l
ESISTOR 511 +-1%
.125W
TF TC=O+-100
19701
SFR25H
ESISTDR
6.19K
+-1%
.125W
TF
TC=O+-100
19701
SFR25H
ESISTOR-TRMR 50 10% TKF SIDE-ADJ
17-TRN 73138 89PR50
ESISTOR 100 +-1%
.125W
TF
TC=O+-100
19701
SFR25H
ESISTDR
1K
+-1%
.125W
TF
TC=O+-100
19701 SFR25H
ESISTOR
4.64K
1%
.125W
TF
TC=O+-100
19701 SFR25H
ESISTDR 464 1%
.125W
TF TC=O+-100
19701 SFR25H
ESISTOR
11K
+-1%
.125W
TF TC=O+-100
19701 SFR25H
ESISTDR
5.11K
+-I%
.125W
TF
TC=O+-100
19701
SFR25H
ESISTDR 215 1%
.125W
TF TC=O+-100
19701 SFR25H
ESISTDR 316 1%
.125W
TF
TC=O+-100
19701 SFR25H
ESISTDR 237 1%
.125W
TF
TC=O+-100
19701
SFR25H
*Indicates factory-selected value
8566240184 Parts List
Page 5 of 6
Reference
HP Part
Designation
Number
A4A4R8
0757-0280
A4A4R9 0757-0438
A4A4RlO 0698-3441
A4A4Rll 0757-0443
A4A4R12 0698-0082
A4A4R13 0698-3444
A4A4R14 0698-3442
A4A4R15 0757-0279
A4A4R16*
0757-0442
A4A4R17 0698-3156
A4A4R18 0698-3156
A4A4R19 0757-0280
A4A4R20*
0698-3154
I
A4A4R21 0757-0290
I
A4A4R22 3757-0290
I
A4A4R24
3698-3431
i
A4A4R25
3757-0401
(
A4A4R26 1757-0280
A4A4R27 1698-3155
A4A4R28
1698-0082
A4A4R29
1757-0443
A4A4R30
1757-0438
A4A4R31
A4A4R32
A4A4R33
A4A4R34
A4A4R35*
1698-3441
1698-3444
)698-3442
)757-0279
1757-0418
44A4R37
44A4R39
44A4R40*
44A4R41
44A4R42*
1757-0442
3
)757-0280
3
1698-3154
1
1757-0290
5
94A4R43
44A4R44*
24A4R45*
\4A4R46
\4A4R48
‘loo-3163
1757-0346
1757-0416
1757-0290
\4A4R49
loo-3052
\4A4R50
757-0401
\4A4R51
757-0280
\4A4R52
698-3155
\4A4R53
698-0082
\4A4R54
757-0443
14A4R55
757-0438
14A4R56
698-3441
i4A4R57
698-3444
14A4R58
698-3442
M
1
1
1
1
1
1
1
1
1
1
1
1
1
1
1
1
1
1
1
1
1
1
1
1
1
1
1
1
1
1
1
1
1
1
1
1
1
1
1
1
1
1
1
1
1

HP Part Number 85662-60184
Reference
HP Part
Designatior
Number
A4A4R59 0757-0279
A4A4R60* 0757-0288
A4A4R61
0698-3156
A4A4R62 0698-3156
A4A4R63 0757-0280
A4A4R64* 0698-3154
A4A4R65*
0698-0083
A4A4R66 0757-0290
A4A4R67
0757-0290
A4A4R68
0757-0417
A4A4R70
D698-3440
A4A4R72
3698-3438
A4A4R73
0698-0082
A4A4R74 0757-0438
A4A4R75 0757-0438
A4A4R76 0757-0438
A4A4R82
0757-0401
A4A4R83
0757-0442
A4A4R84
0757-0442
A4A4R85
0757-0442
A4A4R88
0698-3154
A4A4R89
3698-3154
A4A4R90
3698-3154
A4A4R91 3757-0180
A4A4R92
1757-0180
A4A4R93
1757-0180
A4A4R94*
1757-0465
A4A4R95
1757-0465
A4A4R96
1757-0420
A4A4TP
1
1360-1788
A4A4TP2
94A4TP3
44A4TP4
44A4TP5
44A4TP6
A4A4TP7
A4A4TP8
A4A4VR
1
A4A4Y
1
1360-1788
.251-0600
1360-1788
1360-1788
1360-1788
3360-1788
1251-0600
1902-0048
)410-1029
A4A4Y2
44A4Y3
8566240184 Parts List
Page 6 of 6
.
f
I
I
I
!
I
i
I
2
7
J
1
1
1
1
1
1
1
1
1
1
1
1
1
1
1
1
1
1
1
1
1
1
1
1
1
1
1
1
1
1
1
1
1
1
1
1
1
1
1
A4A4 Bandwidth Filter
Description
Mfr Mfr Part
Code
Number
RESISTOR
3.16K
+-I%
.125W
TF TC=O+-100
1970:
SFR25H
RESISTOR
9.09K
+-1%
.125W
TF TC=O+-100
1970:
SFR25H
RESISTOR
14.7K
1%
.125W
TF
TC=O+-100
19701
SFR25H
RESISTOR
14.7K
1%
.125W
TF TC=O+-100
19701
SFR25H
RESISTOR
1K
+-1%
.125W
TF TC=O+-100
19701
SFR25H
RESISTOR
4.22K
1%
.125W
TF
TC=O+-100
19701
SFR25H
RESISTOR
1.96K
1%
.125W
TF TC=O+-100
19701
SFR25H
RESISTOR
6.19K
+-1X
.125W
TF
TC=O+-100
19701
SFR25H
RESISTOR
6.19K
+-I%
.125W
TF
TC=O+-100
19701
SFR25H
RESISTOR 562 +-1%
.125W
TF TC=O+-100
19701
SFR25H
RESISTOR 196 1%
.125W
TF TC=O+-100
19701
SFR25H
RESISTOR 147 1%
.125W
TF TC=O+-100
19701
SFR25H
RESISTOR 464 1%
.125W
TF
TC=O+-100
19701
SFR25H
RESISTOR
5.11K
+-1%
.125W
TF
TC=O+-100
19701
SFR25H
RESISTOR
5.11K
+-1%
.125W
TF TC=O+-100
19701
SFR25H
RESISTOR
5.11K
+-I%
.125W
TF TC=O+-100
19701
SFR25H
RESISTOR 100 +-1%
.125W
TF TC=O+-100
19701
SFR25H
RESISTOR
10K
+-1%
.125W
TF
TC=O+-100
19701
SFR25H
RESISTOR
IOK
+-I%
.125W
TF
TC=O+-100
19701
SFR25H
RESISTOR
10K
+-I%
.125W
TF TC=O+-100
19701
SFR25H
RESISTOR
4.22K
1%
.125W
TF
TC=O+-100
19701
SFR25H
RESISTOR 4.221: 1%
.125W
TF TC=O+-100
19701
SFR25H
RESISTOR 4.221: 1%
.125W
TF TC=O+-100
19701
SFR25H
RESISTOR 31.6
+-I%
.125W
TF
TC=O+-100
19701
SFR25H
RESISTOR 31.6 +-1%
.125W
TF TC=O+-100
19701
SFR25H
RESISTOR 31.6 +-1%
.125W
TF TC=O+-100
19701
RESISTOR
1OOK
+-1%
.125W
TF TC=O+-100
19701
?ESISTOR
1OOK
+-1%
.125W
TF TC=O+-100
19701
?ESISTDR
750 +-1%
.125W
TF
TC=O+-100
19701
:DNNECTOR-SGL
CONT PIN
.045-IN-BSC-SZ
SQ
04574
SFR25H
SFR25H
SFR25H
SFR25H
:ONNECTOR-SGL
CONT PIN
.045-IN-BSC-SZ
SQ
04574
:DNNECTDR-SGL
CDNT PIN
1.14-MM-BSC-SZ
SQ
27264
:ONNECTDR-SGL CONT PIN
.045-IN-BSC-SZ
SQ
04574
:DNNECTDR-SGL CONT PIN
.045-IN-BSC-SZ
SQ
04574
:ONNECTOR-SGL
CONT PIN
.045-IN-BSC-SZ
SQ
04574
16-06-0034
CONNECTOR-SGL CDNT PIN
.045-IN-BSC-SZ
SQ
04574
CONNECTOR-SGL CONT PIN
1.14-MM-BSC-SZ
SQ
27264
DIODE-ZNR
6.81V
5% DO-35 PO=.4W
04713 16-06-0034
CRYSTAL, QUARTZ, PART OF A MATCHED SET
DF SIX, INCLUDES
A4A4Yl-3.
A4A6AlY1,
AND
44A8Yl-2
:RYSTAL,
QUARTZ, PART
OF
A MATCHED SET
)F
SIX, INCLUDES
A4A4Yl-3,
A4AGAlY1,
AND
44A8Yl-2
(REFER TO
A4A4Yl)
:RYSTAL,
QUARTZ, PART OF A MATCHED SET
)F
SIX, INCLUDES
A4A4Yl-3,
A4A6AlY1,
AND
\4A8Yl-2
(REFER TO
A4A4Yl)
*Indicates facto y-selected value

c43
LC DIP’
c41
-
LC DIP
2
_/
C67
/LC
c73
/
CTR
/*;
/
*
C65
/SYM
R49
/XTAL
3
/*
c74
‘CTR
4
/
*
5
-*
,c39
SYM
R43
-Lc
Cl9
-LC CTR
c20
-CTR
. 6
*
\ 7
*
\cg
SYM
A4A4 Bandwidth Filter Component Locations, 85662-60184
(Option 462 Tab)


HP Part Number 85662-60186
A4A7
3 MHz Bandwidth Filter
Reference
HP Part C
Designation
Number D
w
Description
Mft-
Mfr Part
Code Number
A4A7 85662-60186
3
1
BOARD ASSEMBLY, 3 MHZ BANDWIDTH FILTER
28480 85662-60186
(OPTION
462)
A4A7Cl 0160-2055
9
1
CAPACITOR-FXD
.OlUF
+80-20%
1OOVDC
CER
805-504
Y5V
1032
A4A7C2
0160-2266
4
1
CAPACITOR-FXO 24PF +-5% 500VDC CER O+-30
52763 2RDPLX05024RNPO
A4A7C3
0160-2055
9
1
CAPACITOR-FXD
.OlUF
+80-20%
1OOVDC
CER
805-504 Y5V
1032
A4A7C4
0160-2250
6
1
CAP-FXD
5.lpF
500 V
52763
A4A7C5*
0160-4611
7
1
CAPACITOR-FXD 68PF +-1% 300VDC MICA
-2O/ 09023 CD15ED680FD3
A4A7C6
0121-0446
6
1
CAP-VAR
4.5pF
2pF
160 V
52763 302-450-502
A4A7C7
0121-0105
4
1
CAPACITOR-V TRMR-CER
9-35PF
2OOV
PC-MTG
52763 304-324-573
A4A7C8
0160-2055
9
1
CAPACITOR-FXD
.OlUF
+80-20%
1OOVDC
CER
805-504 Y5V
1032
A4A7C9
0160-2055
9
1
CAPACITOR-FXD
.OlUF
+80-20%
1OOVDC
CER
805-504 Y5V
1032
A4A7ClO
0160-2055
9
1
CAPACITOR-FXD
.OlUF
+80-20%
1OOVDC
CER 805-504
Y5V
1032
A4A7Cll 0160-2250
6
1
CAP-FXO
5.lpF
500 V
52763
A4A7C12*
0160-4611
7
1
CAPACITOR-FXD 68PF +-1% 300VDC MICA
-2O/ 09023 CD15ED680F03
A4A7C13 0121-0493
3
1
CAPACITOR-V TRMR-AIR
1.7-1lPF
175V PC-MT
74970 187-0306-125
A4A7C14
0121-0446
6
1
CAP-VAR 4.5pF
2pF
160 V
52763 302-450-502
A4A7C15
0121-0105
4
1
CAPACITOR-V TRMR-CER
9-35PF
2OOV
PC-MTG
52763 304-324-573
A4A7C16
0160-2055
9
1
CAPACITOR-FXD
.OIUF
+80-20%
1OOVDC
CER 805-504
Y5V
1032
A4A7C17
0160-2055
9
1
CAPACITOR-FXD
.OlUF
+80-20X
1OOVOC
CER 805-504
Y5V
1032
A4A7C18
0160-2250
6
1
CAP-FXD
5.lpF
500 V
52763
A4A7C19
0160-2250
6
1
CAP-FXD
5.lpF
500 V
52763
A4A7C20
0160-2055
9
1
CAPACITOR-FXD
.OlUF
+80-20%
1OOVDC
CER 805-504
Y5V
1032
A4A7C21*
0160-4611
7
1
CAPACITOR-FXD 68PF +-1% 300VDC MICA
-2O/ 09023 CD15ED680F03
A4A7C22 0121-0493
3
1
CAPACITOR-V TRMR-AIR
1.7-1lPF
175V PC-MT
74970 187-0306-125
A4A7C23
0121-0446
6
1
CAP-VAR
4.5pF
2pF
160 V
52763 302-450-502
A4A7C24
0121-0105
4
1
CAPACITOR-V TRMR-CER
9-35PF
2OOV
PC-MTG
52763 304-324-573
A4A7C25
0160-2055
9
1
CAPACITOR-FXD
.OlUF
+80-20%
1OOVDC
CER 805-504
Y5V
1032
A4A7C26
0160-2055
9
1
CAPACITOR-FXD
.OlUF
+80-20%
1OOVDC
CER 805-504
Y5V
1032
A4A7C27 0160-2250
6
1
CAP-FXD
5.lpF
500 V
52763
A4A7C28
0160-2055
9
1
CAPACITOR-FXD
.OlUF
+80-20%
1OOVOC
CER 805-504
Y5V
1032
A4A7C29 0160-2250
6
1
CAP-FXD
5.lpF
500 V
52763
A4A7C30*
0160-4611
7
1
CAPACITOR-FXD 68PF +-1% 3OOVDC MICA
-2O/ 09023 CD15ED680F03
A4A7C31 0121-0493
3
1
CAPACITOR-V TRMR-AIR
1.7-1lPF
175V PC-MT
74970 187-0306-125
A4A7C32
0121-0446
6
1
CAP-VAR
4.5pF
2pF
160 V
52763
302-450-502
A4A7C33
0121-0105
4
1
CAPACITOR-V TRMR-CER
9-35PF
2OOV
PC-MTG
52763 304-324-573
A4A7C34
0160-2055
9
1
CAPACITDR-FXD
.OlUF
+80-20%
1OOVDC
CER 805-504
Y5V
1032
A4A7C35
0160-2055
9
1
CAPACITOR-FXD
.OlUF
+80-20%
1OOVDC
CER 805-504
Y5V
1032
A4A7C36
0160-2250
6
1
CAP-FXO
5.lpF
500 V
52763
A4A7C37
0160-2055
9
1
CAPACITOR-FXD
.OlUF
+80-20%
1OOVDC
CER
805-504
Y5V
1032
A4A7C38
0160-2250
6
1
CAP-FXD
5.lpF
500 V
52763
A4A7C39*
0160-4611
7
1
CAPACITOR-FXD 68PF +-1%
BOOVOC
MICA
-2O/ 09023
CD15ED6BOF03
A4A7C40
0121-0493
3
1
CAPACITOR-V TRMR-AIR
1.7-1lPF
175V PC-MT
74970 187-0306-125
A4A7C41 0121-0446
6
1
CAP-VAR
4.5pF
2pF
160 V
52763
302-450-502
A4A7C42
0121-0105
4
1
CAPACITOR-V TRMR-CER
9-35PF
2OOV
PC-MTG
52763 304-324-573
A4A7C43
0160-2055
9
1
CAPACITOR-FXD
.OlUF
+80-20%
1OOVDC
CER 805-504
Y5V
1032
A4A7C44
0160-2244
8
1
CAP-FXD
3pF
500 V
52763
A4A7C45
0160-2055
9
1
CAPACITOR-FXD
.OlUF
+80-20%
1OOVDC
CER 805-504
Y5V
1032
*Indicates factoy-selected value
8566240186 Parts List
Page 1 of 7

HP Part Number 85662-60186
A4A7
3 MHz Bandwidth Filter
Description
Mti
Code
Mfr Part
Number
CAPACITOR-FXD
.OlUF
+80-20X
1OOVDC
CER
CAP-FXD
3pF
500 V
CAPACITOR-FXD
.047UF
+80-20%
1ODVDC
CER
CAPACITOR-FXD
2.2UF+-10%
LOVDC
TA
CAPACITOR-FXD
2.2UF+-10%
ZOVDC
TA
805-504
Y5V 1032
5276:
56285
5628:
5628:
5628s
56289
56289
562CZClOlAL473ZA26
150D225X9020A2-DYS
1500225X9020A2-DYS
CAPACITOR-FXD
2.2UF+-10%
ZOVDC
TA
CAPACITOR-FXD
2.2UF+-10%
POVDC
TA
CAPACITOR-FXD
2.2UF+-10%
ZOVDC
TA
CAPACITOR-FXD 2.2UF+-10% 20VDC TA
CAPACITOR-FXD
.OlUF
+80-20%
1OOVDC
CER
150D225X9020A2-DYS
1500225X9020A2-DYS
1500225X902OA2-DYS
150D225X9020A2-DYS
805-504
Y5V 1032
CAPACITOR-FXD
.OlUF
+80-20%
1OOVDC
CER
805-504
Y5V 1032
CAPACITOR-FXD
.047UF
+80-20%
1ODVDC
CER
562CZClOlAL473ZA26
CAPACITOR-FXD
.022UF
+80-20%
1OOVDC
CER
562CZClOlAH223ZA23
CAPACITOR-FXD
.OlUF
+80-20%
1OOVDC
CER
805-504 Y5V 1032
CAPACITOR-FXD
.OlUF
+80-20%
1OOVDC
CER
805-504 Y5V 1032
CAPACITOR-FXD
.OlUF
+80-20%
1OOVDC
CER
805-504 Y5V 1032
EAPACITOR-FXD
.OlUF
+80-20%
1ODVDC
CER
805-504 Y5V 1032
EAPACITDR-FXD
.047UF
+80-20%
IODVDC
CER
562CZClOlAL473ZA26
"APACITDR-FXD
.022UF
+80-20%
1OOVDC
CER
562CZClOlAH223ZA23
:APACITOR-FXO
.OlUF
+80-20%
1OOVDC
CER
805-504
Y5V 1032
:APACITDR-FXD
.OlUF
+80-20%
1OOVDC
CER
805-504
Y5V 1032
:APACITOR-FXD
.OlUF
+80-20%
1OOVDC
CER
805-504
Y5V 1032
:APACITOR-FXD
.OlUF
+80-20%
1OOVDC
CER
805-504
Y5V 1032
:APACITOR-FXD
.047UF
+80-20%
1OOVDC
CER
562CZClOlAL473ZA26
:APACITDR-FXD
.022UF
+80-20%
1OOVDC
CER
562CZClOlAH223ZA23
:APACITOR-FXD
.OlUF
+80-20%
1OOVDC
CER
805-504 Y5V 1032
:APACITDR-FXD
.OlUF
+80-20%
1DOVDC
CER
805-504
Y5V 1032
:APACITOR-FXD
.OlUF
+80-20%
1ODVDC
CER
805-504
Y5V 1032
:APACITOR-FXD
.OlUF
+80-20%
1OOVDC
CER
805-504
Y5V 1032
:APACITOR-FXD
.047UF
+80-20%
1OOVDC
CER
562CZClOlAL473ZA26
:APACITOR-FXD
.022UF
+80-20%
1OOVDC
CER
562CZClDlAH223ZA23
:APACITOR-FXD
.OlUF
+80-20%
1ODVDC
CER
805-504
Y5V 1032
:APACITOR-FXD
.OlUF
+80-20%
1OOVDC
CER
805-504
Y5V 1032
:APACITOR-FXD
.OlUF
+80-20%
1OOVDC
CER
805-504
Y5V 1032
:APACITOR-FXD
.OlUF
+80-20%
1OOVDC
CER
805-504 Y5V 1032
:APACITOR-FXO
.047UF
+80-20%
1OOVDC
CER
562CZClOlAL473ZA26
:APACITOR-FXD
.022UF
+80-20%
1OOVDC
CER
562CZClOlAH223ZA23
:APACITDR-FXD
.OlUF
+80-20%
1OOVDC
CER 805-504
Y5V 1032
:APACITDR-FXD
.OlUF
+80-20%
1OOVDC
CER 805-504
Y5V 1032
:APACITOR-FXD
.047UF
+80-20%
1DDVDC
CER
562CZClOlAL473ZA26
:APACITDR-FXD
.047UF
+80-20%
1OOVDC
CER 562CZClOlAL473ZA26
:APACITDR-FXD
.047UF
+80-20%
1ODVDC
CER
562CZClOlAL473ZA26
.APACITDR-FXD
.047UF
+80-20%
1DOVDC
CER 562CZClOlAL473ZA26
.APACITOR-FXD
.047UF
+80-20%
1OOVDC
CER
562CZClOlAL473ZA26
.APACITOR-FXD
.047UF
+80-20%
1OOVDC
CER
562CZClOlAL473ZA26
APACITOR-FXD
.047UF
+80-20%
1DOVDC
CER
APACITDR-FXD
.047UF
+80-20%
1OOVDC
CER
AP-FXD
6.2pF
500
V
562CZClOlAL473ZA26
562CZClOlAL473ZA26
52763
*Inahtes
factory-selected value
1
Reference
Designation
A4A7C46
A4A7C47
A4A7C48
A4A7C49
A4A7C50
HP Part
Number
(
1160-2055
(
1160-2244
(
1160-4300
(
1180-0197
(
1180-0197
A4A7C51
C
1180-0197
A4A7C52
I
1180-0197
A4A7C53
C1180-0197
A4A7C54
C1180-0197
A4A7C55 C
)160-2055
A4A7C56 C
1160-2055
A4A7C57 0
1160-4300
A4A7C58
a1160-4297
A4A7C59
a1160-2055
A4A7C60
0
1160-2055
A4A7C61
A4A7C62
A4A7C63
A4A7C64
A4A7C65
1160-2055
c
1160-2055
c
160-4300
1
160-4297
I
160-2055
c
A4A7C66
A4A7C67
A4A7C68
A4A7C69
A4A7C70
0
0
0
0
0
0
0
0
0
0
0
0
0
0
0
0
0
0
0.
0.
0:
0:
0:
0:
0:
0:
0:
01
01
01
01
01
01
160-2055
c
160-2055
I
160-2055
I
160-4300
I
160-4297
5
A4A7C71
R4A7C72
A4A7C73
R4A7C74
44A7C75
160-2055
c
160-2055
c
160-2055
E
160-2055
3
160-4300
1
44A7C76
94A7C77
44A7C78
44A7C79
44A7C80
160-4297
E
160-2055
3
160-2055
3
160-2055
3
160-2055
3
\4A7C81
\4A7C82
\4A7C83
\4A7C84
\4A7C85
160-4300
1
160-4297
5
160-2055
3
160-2055
3
160-4300
1
\4A7C86
\4A7C87
\4A7C88
\4A7C89
\4A7C90
160-4300
160-4300
160-4300
160-4300
160-4300
\4A7C9 1
\4A7C92
\4A7C93*
L60-4300
L60-4300
L60-2252
85662430186 Parts List
Page 2 of 7
.
I
,
,
M
1
1
1
1
1
1
1
1
1
1
1
1
1
1
1
1
1
1
1
1
1
1
1
1
1
1
1
1
1
1
1
1
1
1
1
1
1
1
1
1
1
1
1
1
1
1
1
1

HP Part Number 85662-60186
A4A7
3 MHz Bandwidth Filter
Description Mfr
Mfr Part
Code Number
A4A7CRl
A4A7CR2
A4A7CR3
A4A7CR4
A4A7CR5
A4A7CR6
A4A7CR7
A4A7CR8
A4A7CR9
A4A7CRlO
A4A7CRll
A4A7CR12
A4A7CR13
A4A7CR14
A4A7CRlS
A4A7CR16
A4A7CR17
A4A7CR18
A4A7CR19
A4A7CR20
A4A7CR21
A4A7CR22
A4A7CR23
A4A7CR24
A4A7CR25
A4A7CR26
A4A7CR27
A4A7CR28
A4A7CR29
A4A7CR30
A4A7El
A4A7E2
A4A7E3
A4A7E4
A4A7E5
A4A7E6
A4A7E7
A4A7E8
A4A7E9
A4A7ElO
A4A7Ell
A4A7E12
A4A7E13
A4A7E14
A4A7E15
A4A7E16
A4A7E17
1901-0040
1901-0040
1901-0040
1901-0040
1901-0040
1901-0040
1901-0040
1901-0040
1901-0040
1901-0040
1901-0040
1901-0040
1901-0040
1901-0040
1901-0040
1901-0040
1901-0040
1901-0040
1901-0040
1901-0040
1901-0040
1901-0040
1901-0040
1901-0040
1901-0040
1901-0040
1901-0040
1901-0040
1901-0040
1901-0040
9170-0029
9170-0029
9170-0029
9170-0029
9170-0029
9170-0029
9170-0029
9170-0029
9170-0029
9170-0029
9170-0029
9170-0029
9170-0029
9170-0029
9170-0029
9170-0029
9170-0029
11
DIODE-SWITCHING 30V 50MA 2NS DO-35
11
DIODE-SWITCHING 30V 50MA 2NS DO-35
I
71468
71468
11
DIODE-SWITCHING 30V
5OMA
2NS DO-35
71468
11
DIODE-SWITCHING 30V 50MA 2NS DO-35
71468
11
DIODE-SWITCHING 30V 50MA 2NS DO-35
71468
11
DIODE-SWITCHING 30V 50MA 2NS DO-35
71468
11
DIODE-SWITCHING 30V 50MA 2NS DO-35
71468
11
DIODE-SWITCHING 30V 50MA
ZNS
DO-35
7146E
11
DIODE-SWITCHING 30V 50MA 2NS DO-35
7146E
11
DIODE-SWITCHING 30V 50MA 2NS DO-35
7146E
11
DIODE-SWITCHING 30V 50MA 2NS DO-35
71468
11
DIODE-SWITCHING 30V
5OMA
2NS DO-35
71468
11
DIODE-SWITCHING 30V 50MA 2NS DO-35
71468
11
DIODE-SWITCHING 30V 50MA 2NS DO-35
71468
11
DIODE-SWITCHING 30V
5OMA
2NS DO-35
71468
11
DIODE-SWITCHING 30V 50MA 2NS DO-35
71468
11
DIODE-SWITCHING 30V 50MA 2NS DO-35
71468
11
DIODE-SWITCHING 30V 50MA 2NS DO-35
71468
11
DIODE-SWITCHING 30V 50MA 2NS DO-35
71468
11
DIODE-SWITCHING 30V 50MA 2NS DO-35
71468
11
DIODE-SWITCHING 30V 50MA 2NS DO-35
71468
11
DIODE-SWITCHING 30V
5OMA
2NS DO-35
71468
11
DIODE-SWITCHING 30V
5OMA
2NS DO-35
71468
11
DIODE-SWITCHING 30V 50MA 2NS DO-35
71468
11
DIODE-SWITCHING 30V 50MA 2NS DO-35
71468
11
DIODE-SWITCHING 30V 50MA 2NS DO-35
71468
11
DIODE-SWITCHING 30V 50MA 2NS DO-35
71468
11
DIODE-SWITCHING 30V 50MA 2NS DO-35
71468
11
DIODE-SWITCHING 30V 50MA 2NS DO-35
71468
11
DIODE-SWITCHING 30V 50MA 2NS DO-35
71468
3
1
CORE-SHIELDING
BEAD 02114
3
1
CORE-SHIELDING
BEAD 02114
56-590-65A2/4A
56-590-65A2/4A
3
1
CORE-SHIELDING
BEAD 02114
56-590-65A2/4A
3
1
CORE-SHIELDING
BEAD 02114
56-590-65A2/4A
3
1
CORE-SHIELDING
BEAD 02114
56-590-65A2/4A
3
1
CORE-SHIELDING
BEAD 02114
56-590-65A2/4A
3
1
CORE-SHIELDING
BEAD 02114
56-590-65A2/4A
3
1
CORE-SHIELDING
BEAD 02114
56-590-65A2/4A
3
1
CORE-SHIELDING
BEAD 02114
56-590-65A2/4A
3
1
CORE-SHIELDING
BEAD 02114
56-590-65A2/4A
3
1
CORE-SHIELDING
BEAD 02114
56-590-65A2/4A
3
1
CORE-SHIELDING
BEAD 02114
56-590-65A2/4A
3
1
CORE-SHIELDING
BEAD 02114
56-590-65A2/4A
3
1
CORE-SHIELDING
BEAD 02114
56-590-65A2/4A
3
1
CORE-SHIELDING
BEAD 02114
56-590-65A2/4A
3
1
CORE-SHIELDING
BEAD 02114
56-590-65A2/4A
3
1
CORE-SHIELDING
BEAD 02114
56-590-65A2/4A
*Indicates factoy-selected value
8566240186 Parts List
Page 3 of 7

Reference
Designatior
A4A7E18
A4A7E19
A4A7E20
A4A7E21
A4A7E22
Number
HP Part
9170-0029
9170-0029
9170-0029
9170-0029
9170-0029
A4A7Ll 9100-1643
A4A7L2 9100-1648
A4A7L3
9100-1629
A4A7L4
9100-1643
A4A7L5 9100-1648
A4A7L6
9100-1629
A4A7L7
9100-1643
A4A7L8 9100-1648
A4A7L9 9100-1629
A4A7LlO
9100-1643
A4A7Lll
9100-1648
A4A7L12 9100-1629
A4A7L13
9100-1643
A4A7L14
9100-1648
A4A7L15
9100-1629
A4A7L16
9100-1643
A4A7L17 3140-0114
A4A7L18
3140-0114
A4A7L19 3140-0114
A4A7L20
3140-0114
A4A7L21
A4A7L22
A4A7MP 1
A4A7MP2
A4A7MP3
)140-0114
)140-0114
5960-0069
5960-0069
A4A7MP4 5960-0069
A4A7MP5 3960-0069
A4A7Ql 1853-0034
A4A7Q2
1855-0081
A4A7Q3
.854-0882
A4A7Q4
1854-0023
A4A7Q5
1853-0034
A4A7Q6
1855-0081
A4A7Q7 1854-0882
A4A7Q8
1854-0023
A4A7Q9
1853-0034
A4A7QlO
1855-0081
A4A7Qll 1854-0882
A4A7Q12
1854-0023
A4A7Q13 1853-0034
A4A7Q14 1855-0081
A4A7Q15 1854-0882
A4A7Q16 1854-0023
85662-60186 Parts List
Page 4 of 7
M
1
1
1
1
1
1
1
1
1
1
1
1
1
1
1
1
1
1
1
1
1
1
1
1
1
1
1
1
1
1
1
1
1
1
1
1
1
1
1
1
1
1
1
1
1
1
1
HP Part Number 85662-60186
A4A7
3 MHz Bandwidth Filter
Description
CORE-SHIELDING BEAD
CORE-SHIELDING BEAD
CORE-SHIELDING BEAD
CORE-SHIELDING BEAD
CORE-SHIELDING BEAD
Mfr
Mfr Part
Code
Number
02111
56-590-65A2/4A
02111
56-590-65A2/4A
0211r
56-590-65A2/4A
02114
56-590-65A2/4A
02114
56-590-65A2/4A
INDUCTOR RF-CH-MLD
300UH
+-5%
.2D-INX.4! 9980C
2500-02
INDUCTOR RF-CH-MLD
560UH
+-5%
.2D-INX.4! 9980C
2500-16
INDUCTOR RF-CH-MLD 47UH +-5%
.166D-INX.:
9980C
1537-60
INDUCTOR RF-CH-MLD 300UH +-5%
.2D-INX.4!
9980C 2500-02
INDUCTOR RF-CH-MLD 560UH +-5%
.2D-INX.41
99800
2500-16
INDUCTOR RF-CH-MLD 47UH +-5%
.1660-INX.: 99800 1537-60
INDUCTOR RF-CH-MLD 300UH +-5%
.2D-INX.4: 99800 2500-02
INDUCTOR RF-CH-MLD 560UH +-5%
.2D-INX.4: 99800 2500-16
INDUCTOR RF-CH-MLD 47UH +-5%
.166D-INX.3 99800 1537-60
INDUCTOR RF-CH-MLD 300UH +-5%
.2D-INX.45 99800 2500-02
INDUCTOR RF-CH-MLD 560UH +-5%
.2D-INX.45 99800 2500-16
INDUCTOR
RF-CH-MLD 47UH +-5%
.166D-INX.3 99800 1537-60
TNDUCTOR
RF-CH-MLD 300UH +-5%
.2D-INX.45 99800 2500-02
INDUCTOR RF-CH-MLD 560UH +-5%
.2D-INX.45 99800 2500-16
LNDUCTOR
RF-CH-MLD 47UH +-5%
.166D-INX.3 99800 1537-60
[NDUCTOR RF-CH-MLD 300UH +-5%
.2D-INX.45 99800 2500-02
[NDUCTOR RF-CH-MLD
1OUH
+-lo%
.166D-INX. 99800 1537-36
[NDUCTDR
RF-CH-MLD
1OUH
+-lo%
.166D-INX. 99800 1537-36
!NDUCTOR
RF-CH-MLD
1OUH
+-lo%
.166D-INX. 99800 1537-36
:NDUCTOR
RF-CH-MLD
1OUH
+-lo%
.166D-INX. 99800 1537-36
'NDUCTOR RF-CH-MLD
1OUH
+-lo%
.166D-INX.
NDUCTOR RF-CH-MLD
1OUH
+-lo%
.166D-INX.
'LUG-HOLE CNCL-HD FOR
.125-D-HOLE
NYL
IOT ASSIGNED
99800 1537-36
99800 1537-36
02768 207-080501-00-0101
'LUG-HOLE CNCL-HD FOR
.125-D-HOLE
NYL
02768 207-080501-00-0101
'LUG-HOLE CNCL-HD FOR
.125-D-HOLE
NYL
02768
LUG-HOLE CNCL-HD FOR
.125-D-HOLE
NYL
02768
RANSISTDR PNP
SI
TO-18 PD=360MW
04713
RANSISTOR J-FET N-CHAN D-MODE
SI
34677
RANSISTOR NPN
PD900MW
FT=LOOMHZ
56289
207-080501-00-0101
207-080501-00-0101
rRANSISTOR
NPN
SI
TO-18
PO=360MW
25403
rRANSISTOR
PNP
SI
TO-la
PD-360MW
04713
[RANSISTOR
J-FET N-CHAN D-MODE
SI
34677
rRANSISTOR
NPN
PD300MW
FT=POOMHZ
56289
'RANSISTOR NPN
SI
TO-18 PD=360MW
25403
'RANSISTOR PNP
SI
TO-18 PD=360MW
04713
'RANSISTOR J-FET N-CHAN D-MODE
SI
34677
'RANSISTOR NPN
PD=JOOMW
FT=ZOOMHZ
56289
'RANSISTDR NPN
SI
TO-18 PD=360MU
25403
'RANSISTOR PNP
SI
TO-18 PD=360MW
04713
'RANSISTOR J-FET N-CHAN D-MODE
SI
34677
'RANSISTOR NPN
PDJOOMW
FT=LOOMHZ
56289
'RANSISTOR NPN
SI
TO-18 PD=360MW
25403
*Indicates factoy-selected value

HP Part Number 85662-60186
A4A7
3 MHz Bandwidth Filter
Description
Mfr Mfr Part
Code Number
TRANSISTOR PNP
SI
TO-18 PD=360MW
04713
TRANSISTOR J-FET N-CHAN D-MODE
SI
34677
TRANSISTOR NPN
SI
TO-la PD=360MW
25403
TRANSISTOR NPN
PD=300MW
FT=200MHZ
56289
TRANSISTOR PNP
SI
TO-18 PD=360MW
04713
TRANSISTOR NPN 215179
SI
TO-72
PD=200MW 04713
RESISTOR
8.25K
+-1%
.125W
TF TC=O+-100
19701
2N5179
SFR25H
RESISTOR
10K
+-1%
.125W
TF TC=O+-100
19701
SFR25H
RESISTOR 10 +-1%
.125W
TF TC=O+-100
91637 CMF-55-1, T-l
RESISTOR 100 +-1%
.125W
TF TC=O+-100
19701
SFR25H
RESISTOR 51.1 +-1%
.125W
TF TC=O+-100
19701
SFR25H
RESISTOR 4.221: 1%
.125W
TF TC=O+-100
19701
SFR25H
RESISTOR
1K
+-1%
.125W
TF TC=O+-100
19701
SFR25H
RESISTOR 10 +-1%
.125W
TF TC=O+-100
91637 CMF-55-1, T-l
RESISTOR 68.1 +-1%
.125W
TF TC=O+-100
19701
SFR25H
RESISTOR 422 1%
.125W
TF TC=O+-100
19701
SFR25H
RESISTOR 750 +-1%
.125W
TF TC=O+-100
19701
SFR25H
RESISTOR
6.81K
+-1%
.125W
TF TC=O+-100
19701
SFR25H
RESISTOR
6.81K
+-1%
.125W
TF TC=O+-100
19701
SFR25H
RESISTOR 100 +-1%
.125W
TF TC=0+-100
19701
SFR25H
RESISTOR 162 +-1%
.125W
TF TC=O+-100
19701
SFR25H
RESISTOR 51.1 +-1%
.125W
TF TC=O+-100
19701
SFR25H
RESISTOR
4.22K
1%
.125W
TF TC=O+-100
19701
SFR25H
RESISTOR
1K
+-1%
.125W
TF TC=O+-100
19701
SFR25H
RESISTOR 10 +-1%
.125W
TF TC=O+-100
91637 CMF-55-1, T-l
RESISTOR 100 +-1%
.125W
TF TC=O+-100
19701 SFR25H
RESISTOR 422 1%
.125W
TF TC=O+-100
19701
SFR25H
RESISTOR 750 +-1%
.125W
TF TC=O+-100
RESISTOR
6.81K
+-1%
.125W
TF TC=O+-100
?ESISTOR
6.81K
+-1%
.125W
TF TC=O+-100
!ESISTOR
511 +-1%
.125W
TF TC=O+-100
!ESISTOR
162 +-1%
.125W
TF TC=O+-100
SFR25H
SFR25H
SFR25H
SFR25H
SFR25H
!ESISTDR
51.1 +-1%
.125W
TF TC=O+-100
!ESISTDR
4.22K
1%
.125W
TF TC=O+-100
!ESISTOR
1K
+-1%
.125W
TF TC=O+-100
IESISTDR-TRMR
20 10% TKF SIDE-ADJ l-TRN
!ESISTOR
100 +-1%
.125W
TF TC=O+-100
!ESISTDR
422 1%
.125W
TF TC=O+-100
!ESISTOR
750
+-I%
.125W
TF TC=O+-100
:ESISTOR
6.81K
+-1%
.125W
TF TC=O+-100
!ESISTOR
6.81K
+-1%
.125W
TF TC=O+-100
!ESISTOR
511 +-1%
.125W
TF TC=O+-100
SFR25H
SFR25H
SFR25H
SFR25H
SFR25H
:ESISTDR
162 +-1%
.125W
TF TC=O+-100
:ESISTOR
51.1 +-1%
.125W
TF TC=O+-100
:ESISTOR
4.22K
1%
.125W
TF TC=O+-100
:ESISTOR
1K
+-1%
.125W
TF TC=O+-100
:ESISTDR-TRMR
20 10% TKF SIDE-ADJ
l-TRN
19701
19701
19701
19701
19701
19701
19701
19701
32997
19701
19701
19701
19701
19701
19701
19701
19701
19701
19701
32997
SFR25H
SFR25H
SFR25H
3386X-146-200
SFR25H
SFR25H
SFR25H
SFR25H
SFR25H
3386X-146-200
*Indicates factopselected
value
8566240186 Parts List
Page 5 of 7
Reference
Designation HP Part
Number
c
c
A4A7Q17
1853-0034
(
A4A7Q18
1855-0081
I
A4A7Q19
1854-0023
!
A4A7Q20
1854-0882
L
A4A7Q21 1853-0034
(
A4A7Q22
1854-0345
f
A4A7Rl 0757-0441
t
A4A7R2
A4A7R3
A4A7R4
A4A7R5
A4A7R6
0757-0442
c
0757-0346
i
0757-0401
(
0757-0394
(
0698-3154
(
A4A7R7
0757-0280
A4A7R8
0757-0346
A4A7R9
0757-0397
A4A7RlO
0698-3447
A4A7Rll
0757-0420
A4A7R12*
A4A7R13*
A4A7R14
A4A7R15
A4A7R16
0757-0439
0757-0439
0757-0401
0757-0405
0757-0394
:
i
:
4
:
c
4
4
C
4
C
A4A7R17
0698-3154
C
A4A7R18
0757-0280
3
A4A7R19
0757-0346
2
A4A7R20
0757-0401
C
A4A7R21 0698-3447
4
A4A7R22
0757-0420
3
A4A7R23*
0757-0439
4
A4A7R24*
‘)757-0439 4
A4A7R25
1757-0416
7
A4A7R26
1757-0405
1
A4A7R27
A4A7R28
A4A7R29
A4A7R30
A4A7R31
1757-0394
3
1698-3154
3
1757-0280
3
1100-3426
5
1757-0401
3
A4A7R32
1698-3447
0
A4A7R33
1757-0420
3
A4A7R34*
1757-0439
I
A4A7R35*
1757-0439
I
A4A7R36
1757-0416
I
A4A7R37
A4A7R38
A4A7R39
A4A7R40
A4A7R41
1757-0405
I
1757-0394
J
1698-3154
I
1757-0280
3
‘loo-3426
5
w
1
1
1
1
1
1
1
1
1
1
1
1
1
1
1
1
1
1
1
1
1
1
1
1
1
1
1
1
1
1
1
1
1
1
1
1
1
1
1
1
1
1
1
1
1
1
1

HP Part Number
8666240186
A4A7
3 MHz Bandwidth Filter
Description
RESISTOR 100 +-1%
.125W
TF TC=O+-100
RESISTOR 422 1%
.125W
TF TC=O+-100
RESISTOR 750 +-1%
.125W
TF TC=O+-100
RESISTOR
6.19K
+-1%
.125W
TF TC=O+-100
RESISTOR 6.19K +-1%
.125W
TF TC=O+-100
Mff
Mfr Part
Code Number
19701
SFR25H
19701
SFR25H
19701
SFR25H
19701
SFR25H
19701
SFR25H
RESISTOR 511 +-1%
.125W
TF TC=O+-100
19701
SFR25H
RESISTOR 162 +-1%
.125W
TF TC=O+-100
19701
SFR25H
RESISTOR 51.1 +-1%
.125W
TF TC=O+-100
19701
SFR25H
RESISTOR 4.22K 1%
.125W
TF TC=O+-100
19701
SFR25H
RESISTOR
1K
+-1%
.125W
TF TC=O+-100
19701
SFR25H
RESISTOR 10 +-1%
.125W
TF TC=O+-100
91637 CMF-55-1. T-l
RESISTOR 100 +-1%
.125W
TF TC=O+-100
19701
SFR25H
RESISTOR 422 1%
.125W
TF TC=O+-100
19701
SFR25H
RESISTOR 750 +-1%
.125W
TF TC=O+-100
19701
SFR25H
RESISTOR
6.19K
+-1%
.125W
TF
TC=O+-100
19701 SFR25H
RESISTOR
6.19K
+-1%
.125W
TF TC=O+-100
RESISTOR 162 +-1X
.125W
TF TC=O+-100
RESISTOR 147 1%
.125W
TF TC=O+-100
RESISTOR 46.4 1%
.125W
TF TC=O+-100
RESISTOR 422 1%
.125W
TF TC=O+-100
SFR25H
SFR25H
SFR25H
SFR25H
SFR25H
RESISTOR 38.3 1%
.125W
TF TC=O+-100
RESISTOR 100 +-1%
.125W
TF TC=O+-100
RESISTOR 100 +-1%
.125W
TF TC=O+-100
RESISTOR 100 +-1%
.125W
TF TC=O+-100
RESISTOR 56.2 +-1%
.125W
TF TC=O+-100
SFR25H
SFR25H
SFR25H
SFR25H
SFR25H
RESISTOR 287 1%
.125W
TF TC=O+-100
RESISTOR 110 +-1%
.125W
TF TC=O+-100
RESISTOR 464 1%
.125W
TF TC=O+-100
RESISTOR 464 1%
.125W
TF TC=O+-100
RESISTOR 511 +-1%
.125W
TF TC=O+-100
SFR25H
SFR25H
SFR25H
SFR25H
SFRZSH
RESISTOR
1.96K
1%
.125W
TF TC=O+-100
RESISTOR 511 +-1%
.125W
TF TC=O+-100
RESISTOR 56.2 +-1%
.125W
TF TC=O+-100
RESISTOR 287 1%
.125W
TF TC=O+-100
RESISTOR 110 +-1%
.125W
TF TC=O+-100
SFR25H
SFR25H
SFR25H
SFR25H
SFR25H
RESISTOR 464 1%
.125W
TF TC=O+-100
RESISTOR 464 1%
.125W
TF TC=O+-100
RESISTOR 511 +-1%
.125W
TF TC=O+-100
RESISTOR
1.96K
1%
.125W
TF TC=O+-100
RESISTOR 511 +-1%
.125W
TF TC=O+-100
SFR25H
SFR25H
SFR25H
SFR25H
SFR25H
RESISTOR 56.2 +-1%
.125W
TF TC=O+-100
RESISTOR 287 1%
.125W
TF TC=O+-100
?ESISTOR
110 +-1%
.125W
TF TC=O+-100
?ESISTOR
464 1%
.125W
TF TC=O+-100
?ESISTOR
422 1%
.125W
TF TC=O+-100
SFR25H
SFR25H
SFR25H
SFR25H
SFR25H
IESISTOR
511 +-1%
.125W
TF TC=O+-100
?ESISTOR
1.96K
1%
.125W
TF TC=O+-100
?ESISTOR
511 +-1%
.125W
TF TC=O+-100
19701
19701
19701
19701
19701
19701
19701
19701
19701
19701
19701
19701
19701
19701
19701
19701
19701
19701
19701
19701
19701
19701
19701
19701
19701
19701
19701
19701
19701
19701
19701
19701
19701
SFR25H
SFR25H
SFR25H
*Indicates factory-selected value
Reference
Designatior
HP Part
Number
A4A7R42 0757-0401
A4A7R43 0698-3447
A4A7R44
0757-0420
A4A7R45* 0757-0290
A4A7R46* 0757-0290
A4A7R47
0757-0416
A4A7R4B 0757-0405
A4A7R49 0757-0394
A4A7R50
0698-3154
A4A7R51
0757-0280
A4A7R52
0757-0346
A4A7R53 0757-0401
A4A7R54 0698-3447
A4A7R55 0757-0420
A4A7R56*
0757-0290
A4A7R57* 0757-0290
A4A7R58
0757-0405
A4A7R59 0698-3438
A4A7R60*
0698-4037
A4A7R61 0698-3447
A4A7R62 0698-3435
A4A7R63 0757-0401
A4A7R64 0757-0401
A4A7R65 0757-0401
A4A7R66*
0757-0395
A4A7R67
A4A7R68*
A4A7R69
A4A7R70*
A4A7R71
0698-3443
D757-0402
D69B-0082
D698-0082
3757-0416
A4A7R72*
3698-0083
A4A7R73 3757-0416
A4A7R74*
3757-0395
A4A7R75
3698-3443
A4A7R76* 3757-0402
A4A7R77 1698-0082
A4A7R78*
1698-0082
A4A7R79 1757-0416
A4A7R80*
1698-0083
A4A7RBl 1757-0416
A4A7R82* 1757-0395
A4A7R83 1698-3443
A4A7R84*
1757-0402
A4A7R85
1698-0082
A4A7R86* 1698-3447
A4A7R87 1757-0416
A4A7R88*
1698-0083
A4A7R89 1757-0416
8566240186 Parts List
Page 6 of 7
f
1
I
I
I
1
I
I
1
:
(
I
(
(
(
(
I
[
I
I
I
I
P
I
1
I
Y
1
?
I
I
3
I
1
I
1
I
I
I
3
I
at
1
1
1
1
1
1
1
1
1
1
1
1
1
1
1
1
1
1
1
1
1
1
1
1
1
1
1
1
1
1
1
1
1
1
1
1
1
1
1
1
1
1
1
1
1
1
1
1

A4A7
3 MHz Bandwidth Filter
Reference
HP
Part
Designation
Number
A4A7R90*
0757-0394
A4A7R91 0698-3443
A4A7R92*
0757-0402
A4A7R93
0698-0082
A4A7R94*
0698-3447
A4A7R95
0757-0416
A4A7R96*
0698-0083
A4A7R97
0757-0416
A4A7R98*
0757-0394
A4A7R99
0698-3443
A4A7RlOO*
0757-0402
A4A7RlOl 0698-0082
A4A7R102*
0698-3447
A4A7R103
0757-0416
A4A7R104*
0698-0083
A4A7R105
0757-0416
A4A7R106
D757-0465
A4A7R107
A4A7R108
A4A7R109
A4A7TPl
A4A7TP2
A4A7TP3
A4A7TP4
A4A7TP5
A4A7TP6
A4A7TP7
A4A7TP8
A4A7TP9
A4A7TPlO
A4A7Y
1
3757-0465
3757-0465
3757-0465
3360-1788
3360-1788
1360-1788
1360-1788
1360-1788
1360-1788
1360-1788
1360-1788
1360-1788
1360-1788
1410-0404
A4A7Y2
R4A7Y3
44A7Y4
\4A7Y 5
,
I
I
I
I
,
1
;
;
;
;
i
i
i
i
c
.
It
1
1
1
1
1
1
1
1
1
1
1
1
1
1
1
1
1
1
1
1
1
1
1
1
1
1
1
1
1
1
1
Description
RESISTOR 51.1 +-1%
.125W
TF TC=O+-100
19701
SFR25H
RESISTOR 287 1%
.125W
TF TC=O+-100
19701
SFR25H
RESISTOR 110 +-1%
.125W
TF TC=O+-100
19701
SFR25H
RESISTOR 464 1%
.125W
TF TC=O+-100
19701
SFR25H
RESISTOR 422 1%
.125W
TF TC=O+-100
19701
SFR25H
RESISTOR 511 +-1%
.125W
TF TC=O+-100
19701
SFR25H
RESISTOR
1.96K
1%
.125W
TF TC=O+-100
19701
SFR25H
RESISTOR 511 +-1%
.125W
TF TC=O+-100
19701
SFR25H
RESISTOR 51.1 +-1%
.125W
TF TC=O+-100
19701
SFR25H
RESISTOR 287 1%
.125W
TF TC=O+-100
19701
SFR25H
RESISTOR 110 +-1%
.125W
TF TC=O+-100
19701 SFR25H
RESISTOR 464 1%
.125W
TF TC=O+-100
19701 SFR25H
RESISTOR 422 1%
.125W
TF TC=O+-100
19701
SFR25H
RESISTOR 511 +-1%
.125W
TF TC=O+-100
19701
SFR25H
RESISTOR
1.96K
1%
.125W
TF TC=O+-100
19701
SFR25H
RESISTOR 511 +-1%
.125W
TF TC=O+-100
19701 SFR25H
RESISTOR
1OOK
+-1%
.125W
TF TC=O+-100
19701
SFR25H
2ESISTOR
1OOK
+-1%
.125W
TF TC=O+-100
19701
?ESISTOR
1OOK
+-1%
.125W
TF TC=O+-100
19701
7ESISTOR
1OOK
+-1%
.125W
TF TC=O+-100
19701
:ONNECTOR-SGL
CONT PIN
.045-IN-BSC-SZ
SQ
04574
:ONNECTOR-SGL
CONT PIN
.045-IN-BSC-SZ
SQ
04574
SFR25H
SFR25H
SFR25H
:ONNECTOR-SGL
CONT PIN
.045-IN-BSC-SZ
SQ
04574
:ONNECTOR-SGL
CONT PIN
.045-IN-BSC-SZ
SQ
04574
:ONNECTOR-SGL
CONT PIN
.045-IN-BSC-SZ
SQ
04574
:DNNECTOR-SGL CONT PIN
.045-IN-BSC-SZ
SQ
04574
:ONNECTOR-SGL
CONT PIN
.045-IN-BSC-SZ
SQ
04574
:ONNECTOR-SGL
CONT PIN
.045-IN-BSC-SZ
SQ
:ONNECTOR-SGL
CONT PIN
.045-IN-BSC-SZ
SQ
:ONNECTOR-SGL
CONT PIN
.045-IN-BSC-SZ
SQ
:RYSTAL-QUARTZ,
PART OF A MATCHED SET OF
FIVE, INCLUDES A4A7Yl-A4A7Y5
04574
04574
04574
00136
:RYSTAL-QUARTZ.
PART OF A MATCHED SET OF
FIVE, INCLUDES A4A7Yl-A4A7Y5 (REFER TO
A4A7Yl)
:RYSTAL-QUARTZ. PART OF A MATCHED SET OF
FIVE, INCLUDES A4A7Yl-A4A7Y5 (REFER TO
A4A7Yl)
:RYSTAL-QUARTZ.
PART OF A MATCHED SET OF
FIVE, INCLUDES
~4~7~1-~4~7~5
(REFER TO
A4A7Y
1)
.RYSTAL-QUARTZ.
PART OF A MATCHED SET OF
FIVE, INCLUDES A4A7Yl-A4A7YS (REFER TO
A4A7Yl)
Mfr
Mfr Part
Code Number
*Indicates fixtoy-selected value
8566240186 Parts List
Page 7 of 7

c40
c41
PK SYM
E9/E20
’
z
Z
AMPL
AMPL
E3/E
18
E6/E19
SE4
cY7R
A4A7 3 MHz Bandwidth Filter Component Locations, 85662-60186
(Option
46.2
Tab)


HP Part Number 85662-60185
Reference HP Part
Designation Number
A4A8 85662-6018:
A4A8Cl 0140-0200
A4A8C2 0160-4832
A4ABC3 0160-4832
A4ABC4 0160-4832
A4A8C5 0160-4832
A4A8C6 0160-4832
A4A8C7 0160-4832
A4A8C8 0160-4832
A4AaC9 0160-4832
A4A8Cll 0160-4832
A4A8C12 0160-4792
A4A8C13
u21-0059
A4A8C14*
1160-4795
A4A8C15
1160-4832
A4A8C16
1160-4832
A4A8C17
1160-2207
A4A8C18
1160-4832
A4A8C19
1160-4833
A4A8C20
1160-4832
A4A8C21
)160-4574
A4A8C22
1160-4832
A4A8C23
)160-4832
A4A8C24
1160-4832
A4A8C25
1160-4832
A4A8C26
1160-4833
A4A8C27
1160-4832
A4A8C28
1160-4832
A4A8C29
1121-0444
A4A8C30
1160-4832
A4A8C31
1160-4832
A4A8C32
1121-0036
A4A8C33
1160-4832
A4A8C34
)160-0437
A4A8C35*
1160-0134
A4A8C36
1160-4832
A4A8C38
A4A8C39
A4AaC40
A4A8C41
A4A8C42
)160-4832
‘160-4833
160-4832
160-5899
121-0059
A4A8C43*
A4A8C44
A4A8C45
A4A8C46
A4A8C47
160-4795
121-0444
160-4832
121-0036
160-4832
4
2
1
I
I
I
I
I
1
I
1
1
I
I
1
1
1
1
1
1
1
1
1
1
1
1
1
1
1
1
1
1
1
1
1
1
1
1
1
1
1
1
1
1
1
1
1
1
Description
BOARD ASSEMBLY, ATTENUATOR-BANDWIDTH
FILT
ER (
O
P
TION
462)
(SERIAL PREFIX: 2542A)
CAPACITOR-FXD 390PF +-5% 300VDC MICA
O+i
CAPACITOR-FXD
.OlUF
+-lo%
1OOVDC
CER
CAPACITOR-FXD
.OlUF
+-lo%
1OOVDC
CER
CAPACITOR-FXD
.OlUF
+-lo%
1OOVDC
CER
CAPACITOR-FXD
.OlUF
+-lo%
1OOVDC
CER
CAPACITOR-FXD
.OlUF
+-lo%
1OOVDC
CER
CAPACITOR-FXD
.OlUF
+-lo%
1OOVDC
CER
CAPACITOR-FXD
.OlUF
+-lo%
1OOVDC
CER
CAPACITOR-FXD
.OlUF
+-lo%
1OOVDC
CER
CAPACITOR-FXD
.OlUF
+-lo%
1OOVDC
CER
CAPACITOR-FXD
8.2PF
+-.5PF
1OOVDC
CER
:APACITDR-V
TRMR-CER 2-8PF 350V PC-MTG
:APACITDR-FXD
4.7PF
+-.5PF
1OOVDC
CER
:APACITOR-FXD
.OlUF
+-lo%
1OOVDC
CER
:APACITOR-FXD
.OlUF
+-lo%
1OOVDC
CER
:AP-FXD
3OOpF
300 V MICA
:APACITOR-FXD
.OlUF
+-lo%
1OOVDC
CER
:APACITOR-FXD
.022UF
+-lo%
1OOVDC
CER
:APACITOR-FXD
.OlUF
+-lo%
1OOVDC
CER
:APACITOR-FXD
1OOOPF
+-lo%
1OOVDC
CER
:APACITOR-FXD
.OlUF
+-lo%
1OOVDC
CER
:APACITOR-FXD
.OlUF
+-lo%
1OOVDC
CER
:APACITOR-FXD
.OlUF
+-lo%
1OOVDC
CER
:APACITOR-FXD
.OlUF
+-lo%
1OOVDC
CER
:APACITOR-FXD
.022UF
+-lo%
1OOVDC
CER
:APACITDR-FXD
.OlUF
+-lo%
1OOVDC
CER
:APACITOR-FXD
.OlUF
+-lo%
1OOVDC
CER
:AP-VAR
9pF
3pF
160 V
:APACITDR-FXD
.OlUF
+-lo%
1OOVDC
CER
:APACITOR-FXD
.OlUF
+-lo%
1OOVDC
CER
:APACITDR-V
TRMR-CER
5.5-18PF
350V PC-MT
:APACITOR-FXD
.OlUF
+-lo%
1OOVDC
CER
:AP-FXD 12pF 500 V
:APACITOR-FXD
220PF +-5% 300VDC MICA
0+7
:APACITOR-FXD
.OlUF
+-lo%
1OOVDC
CER
:APACITDR-FXD
.OlUF
+-lo%
1OOVDC
CER
'APACITOR-FXD
.022UF
+-lo%
1OOVDC
CER
APACITOR-FXD
.OlUF
+-lo%
1OOVDC
CER
APACITOR-FXD
7.5PF
+-.5PF
LOOVDC
CER
APACITOR-V TRMR-CER 2-8PF 350V PC-MTG
APACITOR-FXD
4.7PF
+-.5PF
1OOVDC
CER
04222 SA102A4R7DAAH
AP-VAR
9pF
3pF
160 V
52763 302-450-204
APACITDR-FXD
.OlUF
+-lo%
1OOVDC
CER
04222 SAlOlC103KAAH
APACITOR-V TRMR-CER 5.5-18PF 350V PC-MT
52763 304-324-237
APACITOR-FXD
.OlUF
+-lo%
1OOVDC
CER
04222 SAlOlC103KAAH
A4A8 Attenuator-Bandwidth Filter
*Zndicates
factov-selected
value
Mfr
Mfr Part
Code Number
28481
85662-60185
0902:
CD15FD391JD3
0422;
SAlOlC103KAAH
0422;
SAlOlC103KAAH
0422;
SAlOlC103KAAH
0422;
SAlOlC103KAAH
0422;
SAlOlC103KAAH
0422;
SAlOlC103KAAH
0422;
SAlOlC103KAAH
0422;
SAlOlC103KAAH
0422;
SAlOlC103KAAH
04221
SA102A8R2DAAH
52763 304-324-139
04222 SA102A4R7DAAH
04222 SAlOlC103KAAH
04222 SAlOlC103KAAH
09023 CD15FD301J03
04222 SAlOlC103KAAH
04222 SA201C223KAAH
04222 SAlOlC103KAAH
04222 SAlOlC102KAAH
04222 SAlOlC103KAAH
04222 SAlOlC103KAAH
04222 SAlOlC103KAAH
04222 SAlOlC103KAAH
04222 SA201C223KAAH
04222 SAlOlC103KAAH
04222 SAlOlC103KAAH
52763 302-450-204
04222 SAlOlC103KAAH
04222 SAlOlC103KAAH
52763
04222
09023
04222
304-324-237
SAlOlC103KMH
301-OOO-P3KO-120J
CDl5FD221J03
SAlOlC103KAAH
04222
04222
04222
52763
SAlOlC103KMH
SA201C223KAAH
SAlOlC103KAAH
MA12COG2D7R5D
304-324-139
8566240185 Parts List
Page 1 of 6

HP Part Number
85662.60185
A4A8 Attenuator-Bandwidth Filter
Description
CAP-FXD 12pF 500 V
CAPACITOR-FXD 220PF +-5% 300VDC MICA
O+:
CAPACITOR-FXD
1OOOPF
+-lo%
1OOVDC
CER
CAPACITOR-FXD
.OlUF
+-lo%
1OOVDC
CER
CAPACITOR-FXD
.OlUF
+-lo%
1OOVDC
CER
CAPACITOR-FXD
.OlUF
+-lo%
1OOVDC
CER
CAPACITOR-FXD
.OlUF
+-lo%
1OOVDC
CER
CAPACITOR-FXD
.OlUF
+-lo%
1OOVDC
CER
CAPACITOR-FXD
.OlUF
+-lo%
1OOVOC
CER
CAPACITOR-FXD
.OlUF
+-lo%
1OOVDC
CER
CAPACITOR-FXD
.OlUF
+-lo%
1OOVDC
CER
CAPACITOR-FXO
.OlUF
+-lo%
1OOVDC
CER
CAPACITOR-FXD
.022UF
+-10X
1OOVDC
CER
CAPACITOR-FXD
.OlUF
+-lo%
1OOVDC
CER
CAPACITOR-FXD
.OlUF
+-lo%
1OOVDC
CER
CAPACITOR-FXD
1lOPF
+-5% JOOVDC MICA
CAPACITOR-FXD
.OlUF
+-lo%
1OOVDC
CER
CAPACITOR-FXD
.OlUF
+-lo%
1OOVDC
CER
CAPACITOR-V TRMR-AIR
1.3-5.4PF
175V
PC-b
CAPACITOR-V TRMR-AIR
1.3-5.4PF
175V
PC-b
CAPACITOR-FXD
.OlUF
+-lo%
1OOVDC
CER
CAPACITOR-FXD
.OlUF
+-lo%
1OOVDC
CER
CAP-FXD 3OOpF 300 V MICA
CAPACITOR-FXD
.OlUF
+-lo%
1OOVDC
CER
CAPACITOR-FXD
.lUF
+-lo% 50VDC CER
CAPACITOR-FXD
.lUF
+-lo%
SOVDC
CER
CAPACITOR-FXD
.OlUF
+-lo%
1OOVDC
CER
CAPACITOR-FXD
.OlUF
+-lo%
1OOVDC
CER
CAPACITOR-FXD
.OlUF
+-lo%
1OOVDC
CER
CAPACITOR-FXD
1lPF
+-5%
ZOOVDC
CER
0+-3(
CAPACITOR-FXD 200PF +-5% 300VDC MICA
CAPACITOR-FXD
.OlUF
+-lo%
1OOVDC
CER
CAPACITOR-FXD
1lPF
+-5% 200VDC CER
0+-3C
CAPACITOR-FXD 200PF +-5% JOOVDC MICA
:AP-FXD
9pF
50 V
:AP-FXD
9pF
50 V
IIODE-PIN
1lOV
IIODE-PIN
1lOV
)IODE-SWITCHING
20V 75MA
1ONS
DO-35
IIODE-SWITCHING 20V 75MA
1ONS
DO-35
IIODE-PIN
1lOV
IIDDE-PIN
1lOV
IIODE-SCHOTTKY
SM
SIG
IIODE-SWITCHING 20V 75MA
1ONS
DO-35
)IDDE-SCHOTTKY
SM
SIG
)IODE-SWITCHING
20V 75MA
1ONS
DO-35
IIODE-SWITCHING
20V 75MA
1ONS
DO-35
*Indicates factory-selected value
Reference
Designatior
HP Part
Number
A4A8C48
0160-0437
A4A8C49*
0160-0134
A4A8C50
0160-4574
A4A8C51 0160-4832
A4A8C52
0160-4832
A4A8C53
0160-4832
A4A8C54
0160-4832
A4A8C55
0160-4832
A4A8C56
0160-4832
A4A8C57
0160-4832
A4A8C58
0160-4832
A4ABC59
0160-4832
A4A8C60
0160-4833
A4A8C61 0160-4832
A4A8C62
0160-4832
A4A8C63*
0140-0194
A4A8C64
0160-4832
A4A8C65
0160-4832
A4A8C66
0121-0452
A4A8C67
0121-0452
A4A8C68
0160-4832
A4A8C69
0160-4832
A4A8C70
0160-2207
A4A8C71 0160-4832
A4A8C72
0160-4835
A4ABC73
A4A8C74
A4ABC75
A4ABC76
A4A8C77
0160-4835
D160-4832
D160-4832
D160-4832
0160-5902
A4A8C78*
D140-0198
A4A8C79
0160-4832
A4A8C80
3160-5902
A4A8C81*
3140-0198
A4A8C82
1160-6634
A4A8C83
1160-6634
A4A8CR2
901-1070
A4A8CR3
901-1070
A4ABCR4
901-0047
A4A8CR5
901-0047
A4A8CR6
A4A8CR7
A4ABCR8
A4A8CR9
A4A8CRlO
A4ABCRll
A4A8CR12
901-1070
901-1070
901-0535
901-0047
901-0535
901-0047
901-0047
8566240185 Parts List
Page2of6
P
.
.
.
‘
1
I
I
I
I
I
I
I
I
I
1
1
4
4
4
4
4
4
2
4
I
7
4
4
4
1
5
4
1
5
tat
1
1
1
1
1
1
1
1
1
1
1
1
1
1
1
1
1
1
1
1
1
1
1
1
1
1
1
1
1
1
1
1
1
1
1
1
1
1
1
1
1
1
1
1
1
1
1
Mfr
Mfr Part
Code
Number
0902:
0422;
0422;
0422;
301-OOO-P3KO-120J
CD15FD221JD3
SAlOlClOEKAAH
SAlOlC103KAAH
SAlOlC103KAAH
04221
0422;
0422;
0422;
04221
SAlOlC103KAAH
SAlOlC103KAAH
SAlOlClD3KAAH
SAlOlC103KAAH
SAlOlC103KAAH
04221
04222
04222
04222
04225
SAlOlC103KAAH
SAlOlC103KAAH
SA201C223KAAH
SAlOlC103KAAH
SAlOlC103KAAH
0902:
04222
04222
7497c
7497c
CD15FDlllJ03
SAlOlC103KAAH
SAlOlC103KAAH
187-0103-028
187-0103-028
04222
04222
09023
04222
04222
SAlOlC103KAAH
SAlOlC103KAAH
CD15FD301JD3
SAlOlC103KAAH
SAllSC104KAAH
04222
04222
04222
04222
SAllSC104KAAH
SAlDlC103KAAH
SAlOlClOJKAAH
SAlOlC103KAAH
MA12COG2DllOJ
09023
04222
09023
CD15FD201J03
SAlOlC103KAAH
MA12COG2DllOJ
CD15FD201J03
CC45UJlH090DYP
CC45UJlH090DYP
28480
28480
71468
71468
28480
28480
71468
71468
71468

HP Part Number 85662-60185
Reference
Designatior
HP Part
Number
A4ABCR13
A4AaCR14
A4A8CR15
1901-1070
1901-0535
1901-0047
A4AaCR16
A4A8CR17
A4A8CR18
A4A8CR19
A4A8El
1901-0535
1901-1070
1901-1070
1901-0535
9170-0029
A4A8E3
A4A8E4
A4A8E5
A4ABE6
A4A8E8
9170-0029
9170-0029
9170-0029
9170-0029
9170-0029
A4A8E9
A4A8ElO
A4A8Ell
A4A8E12
A4A8E13
~9170-0029
9170-0029
9170-0029
9170-0029
9170-0029
A4A8E14 9170-0029
A4A8E15 9170-0029
A4A8Jl 1250-2112
A4A8L
1
9100-3314
A4A8L2 9100-3313
A4A8L3 9140-0453
A4A8L4 9100-3560
A4A8L5
9100-0539
A4A8L6
9100-0539
A4A8L7
85662-60188
A4A8L8
9140-0399
A4AaL9 9100-3912
A4A8LlO
9140-0453
A4A8Lll
9100-3560
A4A8L12
9100-3560
A4A8L13
9100-0539
A4ABL14 85662-60188
A4A8L15 9140-0398
A4A8L16 9100-3912
A4A8L17 9140-0399
A4A8L19
9100-3560
A4A8L20 9100-3313
A4A8L33 9100-3551
A4A8L34 9100-3562
A4A8L35 9100-3562
44ABMP2
36701-40001
44ABMP5 !190-0557
44AaMP6 !950-0078
\4A8MP7
!200-0101
\4A8MPa $960-0069
.
t
t
.
,
,
,
,
,
,
H
3
;It
1
1
1
1
1
1
1
1
1
1
1
1
1
1
1
1
1
1
1
1
1
1
1
1
1
1
1
1
1
1
1
1
1
1
1
1
1
1
1
1
1
1
1
1
1
1
4
1
A4A8 Attenuator-Bandwidth Filter
Description
Mff
Mfr
Part
Code
Number
DIODE-PIN
1lOV
DIODE-SCHOTTKY
SM
SIG
DIODE-SWITCHING 20V 75MA
1ONS
DO-35
2848(
7146t
DIODE-SCHOTTKY
SM
SIG
DIODE-PIN
1lOV
DIODE-PIN
1lOV
DIODE-SCHDTTKY
SM
SIG
CORE-SHIELDING BEAD
2848(
2848(
02111
56-590-65A2/4A
CORE-SHIELDING BEAD
02111
56-590-65A2/4A
CORE-SHIELDING BEAD
0211r
56-590-65A2/4A
CORE-SHIELDING BEAD
02114
56-590-65A2/4A
CORE-SHIELDING BEAD
02114
56-590-65A2/4A
CORE-SHIELDING BEAD
02114
56-590-65A2/4A
CORE-SHIELDING BEAD
02114
56-590-65A2/4A
CORE-SHIELDING BEAD
02114
56-590-65A2/4A
CORE-SHIELDING BEAD
02114
56-590-65A2/4A
CORE-SHIELDING BEAD 02114 56-590-65A2/4A
CORE-SHIELDING BEAD 02114 56-590-65A2/4A
CORE-SHIELDING BEAD 02114 56-590-65A2/4A
CORE-SHIELDING BEAD 02114 56-590-65A2/4A
CONNECTOR-RF SMB
M
SGL-HOLE-FR 50-OHM
98291 051-047-0259-220
INDUCTOR RF-CH-MLD 150NH +-5%
.166D-INX.
24226 15M150J
INDUCTOR RF-CH-MLD 22UH +-5%
.166D-INX.3 24226 15M222J
INDUCTOR RF-CH-MLD
6.8UH
+-5X
INDUCTOR RF-CH-MLD
5.6UH
+-5%
INDUCTOR RF-CH-MLD
1OUH
+-5%
-1
INDUCTOR RF-CH-MLD
1OUH
+-5% .l
:OIL
ASSEMBLY 21 MHZ
166D-INX.
166D-INX.
56D-INX.3
56D-INX.3
INDUCTOR RF-CH-MLD
2.2UH
+-5%
.166D-INX.
24226 15M221J
INDUCTOR RF-CH-MLD 15UH +-5%
.166D-INX.3 24226 15M152J
INDUCTOR RF-CH-MLD
6.8UH
+-5%
.166D-INX. 24226
15W681J
INDUCTOR RF-CH-MLD
5.6UH
+-5%
.166D-INX. 24226 15M561J
INDUCTOR RF-CH-MLD
5.6UH
+-5%
.166D-INX. 24226 15M561J
INDUCTOR RF-CH-MLD
1OUH
+-5%
.156D-INX.3
:OIL
ASSEMBLY 21 MHZ
INDUCTOR RF-CH-MLD 12UH +-5%
.166D-INX.3
INDUCTOR RF-CH-MLD 15UH +-5%
.166D-INX.3
INDUCTOR RF-CH-MLD
2.2UH
+-5%
.166D-INX.
24226 15M102J
28480 85662-60188
24226 15M122J
24226 15Ml52J
24226 15M221J
INDUCTOR RF-CH-MLD
5.6UH
+-5%
.166D-INX.
24226 15M561J
INDUCTOR RF-CH-MLD 22UH +-5%
.166D-INX.3 24226 15M222J
INDUCTOR RF-CH-MLD
1UH
+-5%
.166D-INX.38 24226 15MlOlJ
INDUCTOR RF-CH-MLD
4.7UH
+-5%
.166D-INX.
24226 15M471J
INDUCTOR RF-CH-MLD
4.7UH
+-5%
.166D-INX.
24226 15M471J
:XTRACTOR
PC
IASHER-LK INTL T NO. 10
.195-IN-ID
IUT-HEX-DBL-CHAM
lo-32-THD
.067-IN-THK
,CREW-MACH
4-40
.188-IN-LG
PAN-HD-POZI
'LUG-HOLE CNCL-HD
FOR
.125-D-HOLE
NYL
*Indicates factoy-selected
vaZue
24226 15M-681J
24226 15M561J
24226 15M102J
24226 15M102J
28480 85662-60188
28480
78189
74163
77250
02768
86701-40001
1210-06-00-0551
500220
207-080501-00-0101
8566240185 Parts List
Page 3 of 6

HP
Part
Number
85662.60185
A4A8 Attenuator-Bandwidth Filter
Description
COVER, ATTENUATOR-BANDWIDTH FILTER
WASHER-FL NM NO. 4
.lE-IN-ID
.312-IN-00
INSULATOR-FLG-BSHG NYLON
INSULATOR-FLG-BSHG NYLON
INSULATOR-FLG-BSHG NYLON
Mfr
Mfr Part
Code
Number
28481
85662-20038
7373r
1470
2636!
974 307
2636!
974 307
2636i
974 307
INSULATOR-FLG-BSHG NYLON
2636f
TRANSISTOR NPN
2N5179
SI TO-72 PD=POOMW
0471:
TRANSISTOR PNP
2N3251
SI TO-18 PD=360MW
0471:
TRANSISTOR PNP
2N3251
SI TO-18 PD=360MW
0471:
TRANSISTOR J-FET N-CHAN D-MODE TO-92 SI
34671
974 307
215179
213251
2N3251
TRANSISTOR NPN SI TO-18 PD=360MW
04713
TRANSISTOR PNP 213251 SI TO-18 PD=360MW
04713
TRANSISTOR PNP
2N3251
SI
TO-18
PD=36OMW
04713
TRANSISTOR J-FET N-CHAN D-MODE TO-92 SI
34677
TRANSISTOR PNP 213251 SI TO-18 PD=360MW
04713
2N3251
2N3251
213251
TRANSISTOR J-FET N-CHAN D-MODE TO-92 SI
34677
TRANSISTOR NPN SI TO-18 PD=360MW
04713
RESISTOR 56.2 +-1%
.125W
TF TC=O+-100
19701
RESISTOR
1.96K
1%
.125W
TF TC=O+-100
19701
RESISTOR 100 +-1%
.125W
TF TC=D+-100
19701
SFR25H
SFR25H
SFR25H
RESISTOR 17.8 +-1%
.125W
TF TC=O+-100
19701
SFR25H
RESISTOR 100 +-1%
.125W
TF TC=O+-100
19701 SFR25H
IESISTOR-TRMR
20 20% TKF SIDE-ADJ 17-TRN
73138 89PR20
?ESISTOR-TRMR
50 10% TKF SIDE-ADJ
17-TRN 73138 89PR50
2ESISTOR
511 +-1%
.125W
TF TC=O+-100
19701
SFR25H
IESISTOR
464K 1%
.125W
TF TC=O+-100
19701
SFR25H
7ESISTOR
464K 1%
.125W
TF TC=O+-100
19701
SFR25H
tESISTOR
1K
+-1%
.125W
TF TC=O+-100
19701
SFR25H
1ESISTOR
100 +-1%
.125W
TF TC=O+-100
19701
SFR25H
IESISTOR
1K
+-1%
.125W
TF TC=O+-100
19701
SFR25H
tESISTOR
4.641: 1%
.125W
TF TC=O+-100
19701 SFR25H
[ESISTOR
464 1%
.125W
TF TC=O+-100
19701
SFR25H
{ESISTOR
19.6 1%
.125W
TF TC=O+-100
19701
SFR25H
lESISTOR
1lK
+-1%
.125W
TF TC=O+-100
19701 SFR25H
[ESISTOR
5.11K
+-1%
.125W
TF TC=D+-100
19701
SFR25H
LESISTOR
4641:
1%
.125W
TF TC=O+-100
19701
SFR25H
LESISTOR 215 1%
.125W
TF TC=D+-100
19701 SFR25H
LESISTOR 316 1%
.125W
TF TC=O+-100
19701
SFR25H
LESISTOR 237 1%
.125W
TF TC=O+-100
19701
SFR25H
LESISTOR 3.16K +-1%
.125W
TF TC=O+-100
19701
SFR25H
!ESISTOR
10 +-1%
.125W
TF TC=O+-100
91637
CMF-55-1, T-l
!ESISTOR
1K
+-1%
.125W
TF TC=O+-100
19701
SFR25H
!ESISTOR
4.221: 1%
.125W
TF TC=O+-100
19701
SFR25H
!ESISTOR
6.19K
+-1%
.125W
TF TC=D+-100
19701
SFR25H
!ESISTOR
6.19K
+-1%
.125W
TF TC=O+-100
19701
SFR25H
!ESISTOR
1.96K
1%
.125W
TF TC=O+-100
19701
SFR25H
!ESISTOR
10K
+-1%
.125W
TF TC=O+-100
19701 SFR25H
*Indicates factory-selected
vahe
Reference
Designatior HP Part
Number
A4A8MP9 85662-20038
I
A4A8MPlO
2190-0401
I
A4A8MPll 1200-0081
,
A4A8MP12 1200-0081
1
A4A8MP13
1200-0081
1
A4ABMP14
1200-0081
1
A4A8Ql 1854-0345
I
A4ABQ2 1853-0007
;
A4A8Q3
1853-0007
;
A4A8Q4
1855-0267
I
A4A8Q5
A4A8Q6
A4ABQ7
A4ABQ8
A4A8Q9
1854-0404
(
1853-0007
i
1853-0007
i
1855-0267
!
1853-0007
I
A4A8QlO
1855-0267
E
A4A8Qll 1854-0404
c
A4A8Rl 0757-0395
1
A4ABR2 0698-0083
P
A4A8R3
D757-0401
z
A4ABR4
A4A8R5
A4A8R6
A4A8R7
A4A8R8
0757-0294
3
D757-0401
3
2100-3053
5
2100-3052
!
3757-0416
7
A4ABR9 3698-3260
A4A8RlO
1698-3260
A4A8Rll 3757-0280
A4A8R12
1757-0401
A4A8R13
1757-0280
A4A8R14 1698-3155
A4A8R15
1698-0082
A4ABR16
1698-3429
A4ABR17
1757-0443
A4A8RlB
1757-0438
A4A8R19*
1698-3260
A4A8R20
1698-3441
A4A8R21
1698-3444
A4A8R22
1698-3442
A4A8R23
1757-0279
44A8R24*
)757-0346
44A8R25
1757-0280
44A8R26*
1698-3154
44A8R27
1757-0290
44A8R28
1757-0290
3
3
5
1
5
r
,
1
I
i
I
I
I
I
,
44A8R29*
1698-0083
44A8R30*
1757-0442
85662-60185
Parts
List
Page4of6
Qt
1
4
1
1
1
1
1
1
1
1
1
1
1
1
1
1
1
1
1
1
1
1
1
1
1
1
1
1
1
1
1
1
1
1
1
1
1
1
1
1
1
1
1
1
1
1
1
-

HP
Part
Number 85662160185
A4A8 Attenuator-Bandwidth Filter
Reference HP Part
Designation Number
A4A8R31 0698-3156
A4A8R32
0698-3156
A4A8R33
0757-0280
A4A8R34*
A4ABR35
A4A8R36*
A4A8R38
A4A8R39
A4A8R40 2100-3052
A4ABR41 0757-0401
A4A8R42
0757-0280
A4A8R43 0698-3155
A4ABR44 0698-0082
A4A8R45 0757-0443
A4A8R46
0757-0438
A4A8R47 0698-3441
A4A8R48
0698-3444
A4A8R49 0698-3442
C
D
-
2
2
3
2100-3163
8
0757-1094
9
0757-0442
9
A4ABR50 0757-0280
3 1
RESISTOR
1K
+-1%
.125W
TF TC=O+-100
A4ABR51 0757-0279
0 1
RESISTOR 3.16K +-1%
.125W
TF TC=O+-100
A4A8R52* 0698-3154
0
1
RESISTOR 4.221: 1%
.125W
TF TC=O+-100
A4A8R53
0757-0290
5 1
RESISTOR
6.19K
+-1%
.125W
TF
TC=O+-100
A4A8R54
0757-0290
5 1
RESISTOR
6.19K
+-1%
.125W
TF TC=O+-100
A4ABR55* 0757-0443
A4ABR56 0698-3156
A4A8R57 0698-3156
A4A8R58 0698-3440
A4A8R59 0698-0082
A4A8R60 0698-3154
A4A8R61 0698-3154
A4A8R62 0757-0280
A4A8R63 0698-3443
A4A8R64 0757-0401
A4A8R66 0757-0438
3 1
RESISTOR
5.11K
+-1%
.125W
TF TC=O+-100
19701
SFR25H
A4A8R67 0757-0438
3 1
RESISTOR
5.11K
+-1%
.125W
TF TC=O+-100
19701
SFR25H
A4A8R68
0757-0280
3 1
RESISTOR
1K
+-1%
.125W
TF TC=O+-100
19701
SFR25H
A4A8R69 0757-0442
9 1
RESISTOR
10K
+-1%
.125W
TF TC=O+-100
19701
SFR25H
A4ABR70 0757-0442
9 1
RESISTOR
10K
+-1%
.125W
TF TC=O+-100
19701
SFR25H
A4A8R71 0757-0465
6 1
RESISTOR
1OOK
+-1%
.125W
TF TC=O+-100
19701
A4A8R72 0757-0180
2
1
RESISTOR 31.6 +-1%
.125W
TF TC=O+-100
19701
A4A8R73 0757-0180
2
1
RESISTOR 31.6 +-1%
.125W
TF TC=O+-100
19701
A4A8TP
1
0360-1788
7
1
CONNECTOR-SGL CONT PIN
.045-IN-BSC-SZ SQ 04574
A4A8TP2
0360-1788
7
1
CONNECTOR-SGL CONT PIN
.045-IN-BSC-SZ SQ 04574
A4A8TP3 1251-0600
0
1
CONNECTOR-SGL CONT PIN
1.14-MM-BSC-SZ SQ 27264
A4A8TP4 0360-1788
7
1
CONNECTOR-SGL CONT PIN
.045-IN-BSC-SZ SQ 04574
A4A8TP5 0360-1788
7
1
CONNECTOR-SGL CONT PIN
.045-IN-BSC-SZ SQ 04574
A4A8TP6
1251-0600
0
1
CONNECTOR-SGL CONT PIN
1.14-MM-BSC-SZ
SQ
27264
A4A8VRl 1902-3139
7
1
DIODE-ZNR
8.25V
5% DO-35
PD=.4W 04713
w
1
1
1
1
1
1
1
1
1
1
1
1
1
1
1
1
Description
RESISTOR
14.7K
1%
.125W
TF TC=O+-100
19701 SFR25H
RESISTOR
14.7K
1%
.125W
TF TC=O+-100
19701
SFR25H
RESISTOR
1K
+-1%
.125W
TF TC=O+-100
19701
SFR25H
SEE SCHEMATIC FUNCTION BLOCK J
RESISTOR-TRMR
1M
20% TKF SIDE-ADJ
17-TRN
SEE SCHEMATIC FUNCTION BLOCK J
RESISTOR
1.47K
+-1%
.125W
TF TC=D+-100
RESISTOR
10K
+-1%
.125W
TF TC=O+-100
RESISTOR-TRMR 50 10% TKF SIDE-ADJ 17-TRN
73138
89PR50
RESISTOR 100 +-1%
.125W
TF TC=O+-100
19701
SFR25H
RESISTOR
1K
+-1%
.125W
TF TC=O+-100
19701
SFR25H
RESISTOR 4.641: 1%
.125W
TF TC=O+-100 19701
SFR25H
RESISTOR 464 1%
.125W
TF TC=O+-100
19701 SFR25H
RESISTOR
11K
+-1%
.125W
TF TC=O+-100
RESISTOR
5.11K
+-1%
.125W
TF TC=O+-100
RESISTOR 215 1%
.125W
TF TC=O+-100
RESISTOR 316 1%
.125W
TF TC=O+-100
RESISTOR 237 1%
.125U
TF TC=O+-100
0 1
RESISTOR
11K
+-1%
.125W
TF TC=O+-100
2 1
RESISTOR
14.7K
1%
.125W
TF TC=O+-100
2 1
RESISTOR
14.7K
1%
.125W
TF TC=O+-100
7
1
RESISTOR 196 1%
.125W
TF TC=O+-100
7
1
RESISTOR 464 1%
.125W
TF TC=O+-100
0 1
RESISTOR 4.22K 1%
.125W
TF TC=O+-100
0 1
RESISTOR 4.22K 1%
.125W
TF TC=O+-100
3 1
RESISTOR
1K
+-1%
.125W
TF TC=O+-100
0
1
RESISTOR 287 1%
.125W
TF TC=O+-100
0
1
RESISTOR 100 +-1%
.125W
TF TC=O+-100
Mfr
Mfr Part
Code Number
73138
89PRlM
19701
SFR25H
19701
SFR25H
19701
19701
19701
19701
19701
19701
19701
19701
19701
19701
19701
SFR25H
19701
SFR25H
19701
SFR25H
19701
SFR25H
19701
SFR25H
19701
SFR25H
19701
SFR25H
19701
SFR25H
19701
SFR25H
19701
SFR25H
SFR25H
SFR25H
SFR25H
16-06-0034
16-06-0034
SFR25H
SFR25H
SFR25H
SFR25H
SFR25H
SFR25H
SFR25H
SFR25H
SFR25H
SFR25H
*Indicates factory-selected value
85662-60185
Parts List
Page5of6

Reference
Designatior
A4A8Y
1
A4A8Y2
HP Part
Number
8566240185 Parts List
Page6of6
C
c
HP
Part Number
85662.60185
A4A8 Attenuator-Bandwidth Filter
Description
CRYSTAL, QUARTZ, PART OF A MATCHED SET
OF SIX, INCLUDES
A4A4Yl-3,
A4A6AlY1,
ANC
A4A8Yl-2
(REFER TO
A4A4Yl)
CRYSTAL, QUARTZ, PART OF A MATCHED SET
OF SIX, INCLUDES
A4A4Yl-3,
A4A6AlY1,
AND
~4~8~1-2
(REFER
TO
~4~4~1)
*Indicates
factoyselected
value
Mft-
Code
Mfr Part
Number

I-
.I-
D
Nm
C66
LC
DIP-
C67,
LC DIP
N
il-
R7
Jl
10
dB
R6
20
dB
Cl3
SYM
1
B
2
c32
YLC
CTR
R40
XTAL
C42
R44
C46
LC CTR
A4A8 Attenuator-Bandwidth Filter Component Locations, 85662-60185
(Option 462 Tab)


Reference
Designation HP Part
Number
C
c
A4A9 85662-60187
1
A4A9Cl
A4A9C2
A4A9C3
A4A9C4
A4A9C5
0160-4832
1
0180-0197
t
0160-4832
1
0160-4832
1
0160-4832
1
A4A9C6 0160-4832
1
A4A9C7 0160-4832
i
A4A9C8 0160-4832
1
A4A9C9 0160-4832
1
A4A9ClO 0160-4832
1
A4A9Cll 0160-4832
1
A4A9C12 0160-4832
1
A4A9C13 0160-4832
1
A4A9C14 0160-4832
1
A4A9C15 0160-4822
;
A4A9C16 0160-4822
L
A4A9C17 1160-4822
2
A4A9C18
1160-4822
2
A4A9C19 1160-4832
4
A4A9C20
1180-0197
8
A4A9C21 1180-0197
8
A4A9C22 1180-0197
8
A4A9CRl 1901-0050
3
A4A9CR2 1901-0050
3
A4A9CR3 1901-0050
3
A4A9CR4
A4A9CR5
A4A9CR6
A4A9CR7
A4A9CR8
A4A9CR9
A4A9CRlO
A4A9CRll
A4A9CR12
A4A9CR13
A4A9CR14
A4A9CR15
A4A9CR16
A4A9CR17
A4A9CR18
A4A9CR19
A4A9CR20
A4A9CR21
A4A9CR22
A4A9CR23
1901-0050
1901-0050
L901-0050
L901-0050
1901-0050
L901-0050
L901-0050
L901-0050
1901-0050
1901-0050
L901-0050
L901-0050
L901-0050
1901-0050
1901-0050
L901-0050
L901-0050
L901-0050
L901-0050
L901-0050
3
3
3
3
3
3
3
3
3
3
3
3
3
3
3
3
3
3
3
3
-
a
-
1
1
1
1
1
1
1
1
1
1
1
1
1
1
1
1
1
1
1
1
1
1
1
1
1
1
1
1
1
1
1
1
1
1
1
1
1
1
1
1
1
1
1
1
1
1
-
HP Part Number 85662-60187
A4A9 IF Control
Description
BOARD
ASSE
MBL
Y, IF
CONTROL
(OPTION
462)
(SERIAL PREFIX:
2542A-2813A)
Mfr
Code
28480
Mfr Part
Number
85662-60187
CAPACITOR-FXD
.OlUF
+-lo%
1OOVDC
CER
04222 SAlOlC103KAAH
CAP-FXD
2.2uF
20 V TA
56289 150D225X9020A2-DYS
CAPACITOR-FXD
.OlUF
+-10x
1OOVDC
CER
04222 SAlOlC103KAAH
CAPACITOR-FXD
.OlUF
+-lo%
1OOVDC
CER
04222 SAlOlC103KAAH
CAPACITOR-FXD
.OlUF
+-lo%
1OOVDC
CER
04222 SAlOlC103KAAH
CAPACITOR-FXD
.OlUF
+-lo%
1OOVOC
CER
04222 SAlOlC103KAAH
CAPACITOR-FXD
.OlUF
+-10x
1OOVDC
CER
04222 SAlOlC103KAAH
CAPACITOR-FXD
.OlUF
+-lo%
1OOVDC
CER
04222 SAlOlC103KAAH
CAPACITOR-FXD
.OlUF
+-lo%
1OOVDC
CER
04222 SAlOlC103KAAH
CAPACITOR-FXD
.OlUF
+-lo%
1OOVDC
CER
04222 SAlOlC103KAAH
CAPACITOR-FXD
.OlUF
+-lo%
1OOVDC
CER
04222 SAlOlC103KAAH
CAPACITOR-FXD
.OlUF
+-10x
1OOVOC
CER
04222 SAlOlC103KAAH
CAPACITOR-FXD
.OlUF
+-lo%
1OOVOC
CER
04222 SAlOlC103KAAH
CAPACITOR-FXD
.OlUF
+-lo%
1OOVDC
CER
04222 SAlOlC103KAAH
CAPACITOR-FXD
1OOOPF
+-5x
1OOVDC
CER
O+-
04222 SA201A102JAAH
CAPACITOR-FXD
1OOOPF
+-5%
1OOVDC
CER
O+-
04222 SA201A102JAAH
:APACITOR-FXD
1OOOPF
+-5%
1OOVDC
CER
O+-
04222 SA201A102JAAH
:APACITOR-FXD
1OOOPF
+-5X
1OOVDC
CER
O+-
04222 SA201A102JAAH
:APACITOR-FXD
.OlUF
+-lo%
1OOVDC
CER
04222 SAlOlC103KAAH
:AP-FXD
2.2uF
20 V TA
56289 150D225X9020A2-DYS
ZAP-FXD
2.2uF
20 V TA
ZAP-FXD
2.2uF
20 V TA
IIODE-SWITCHING 80V 200MA 2NS DO-35
IIODE-SWITCHING 80V 200MA 2NS DO-35
)IODE-SWITCHING
80V 200MA 2NS DO-35
56289 150D225X9020A2-DYS
56289 150D225X9020A2-DYS
9N171 lN4150
9N171 lN4150
9N171 lN4150
IIODE-SWITCHING 80V 200MA 2NS DO-35 9N171 lN4150
)IODE-SWITCHING
80V 200MA 2NS DO-35
9N171 lN4150
)IDDE-SWITCHING
80V 200MA 2NS DO-35
9N171 lN4150
)IODE-SWITCHING
80V 200MA 2NS DO-35
9N171 lN4150
)IODE-SWITCHING
80V 200MA 2NS DO-35
9N171 lN4150
)IODE-SWITCHING
80V 200MA 2NS DO-35
9N171 lN4150
)IODE-SWITCHING
80V 200MA 2NS DO-35
9N171 lN4150
)IODE-SWITCHING
80V 200MA 2NS DO-35
9N171 lN4150
)IODE-SWITCHING
80V 200MA 2NS DO-35
9N171 lN4150
)IODE-SWITCHING
80V 200MA 2NS DO-35
9N171 lN4150
)IODE-SWITCHING
80V 200MA 2NS DO-35
9N171 lN4150
)IODE-SWITCHING
80V 200MA 2NS DO-35
9N171 lN4150
)IODE-SWITCHING
80V 200MA 2NS DO-35
9N171 lN4150
)IODE-SWITCHING
80V 200MA 2NS DO-35
9N171 lN4150
)IODE-SWITCHING
80V 200MA 2NS DO-35
9N171 lN4150
)IODE-SWITCHING
80V 200MA 2NS DO-35
9N171 lN4150
3IODE-SWITCHING
80V 200MA 2NS DO-35
9N171 lN415D
IIODE-SWITCHING 80V 200MA 2NS DO-35 9N171 lN4150
)IODE-SWITCHING
80V 200MA 2NS DO-35
9N171 lN4150
)IODE-SWITCHING
80V 200MA 2NS DO-35
9N171 lN4150
*Indicates factory-selected value
85662-60187 Parts List
Page 1 of 4

Reference
Designatior
HP Part
Number
A4A9CR24
A4A9CR25
A4A9CR26
A4A9CR27
A4A9CR28
1901-0050
1901-0050
1901-0050
1901-0050
1901-0050
A4A9CR29
1901-0050
A4A9Ll
9100-1618
A4A9R2
0757-0438
A4A9R3
0757-0289
A4A9R6
0757-0463
A4A9R7
0698-3456
I
A4A9RlO
0757-0458
i
A4A9Rll
0757-0288
I
A4A9R14
0757-0442
C
A4A9R15
0698-0082
i
A4A9R16
0757-0424
A4A9R17
0757-0442
A4A9RlB
0757-0317
A4A9R19
0757-0442
A4A9R20
0757-0438
A4A9R21
0757-0419
A4A9R22
3757-0438
A4A9R23
3757-0419
A4A9R24
3757-0280
A4A9R25
3757-0438
A4A9R26
3757-0428
A4A9R27
3757-0438
A4A9R28
1757-0438
A4A9R29
1698-0085
A4A9R30
3757-0458
A4A9R31
1757-0279
A4A9R32
1757-0289
A4A9R33
1698-3156
A4A9R34
1698-3437
A4A9R35
1757-0289
A4A9R36
1698-3156
A4A9R37
1698-3437
A4A9R38
1757-0442
A4A9R39
1757-0442
A4A9R40 1698-0085
A4A9R41
1757-0438
44A9R42
)757-0444
44A9R43
1757-0424
44A9R44
)757-0424
44A9R45
1698-3450
44A9R46*
1757-0466
44A9R47
1698-3457
44A9R48*
1698-3458
7
c
7
1
I
;
*
;
3
1
3
3
I
I
1
r
,
,
>
,
,
I
I
I
I
,
I
I
85662-60187 Parts List
Page 2 of 4
Jt
1
1
1
1
1
1
1
1
1
1
1
1
1
1
1
1
1
1
1
1
1
1
1
1
1
1
1
1
1
1
1
1
1
1
1
1
1
1
1
1
1
1
1
1
1
1
1
1
A4A9
IF Control
Description
Mfr Mfr Part
Code
Number
DIODE-SWITCHING 80V 200MA 2NS DO-35
9N17:
lN4150
DIODE-SWITCHING 80V
2OOMA
2NS DO-35
9N17:
lN4150
DIODE-SWITCHING 80V 200MA 2NS DO-35
9N171
lN4150
DIODE-SWITCHING 80V 200MA 2NS DO-35
9N171
lN4150
DIODE-SWITCHING BOV 200MA 2NS DO-35
9N171
lN4150
DIODE-SWITCHING 80V 200MA 2NS DO-35
9N171
lN4150
INDUCTOR RF-CH-MLD
5.6UH
+-lo%
.166D-INX
2422c
15M561K
RESISTOR
5.11K
+-1%
.125W
TF TC=O+-100
2M62i
CRB14 OR CRB25
RESISTOR
13.3K
+-1%
.125W
TF TC=O+-100
2M62i
CRB14 OR CRB25
RESISTOR 82.51: +-1%
.125W
TF TC=O+-100
2M621
CRB14 OR CRB25
RESISTOR
2871:
1%
.125W
TF TC=D+-100
2M627
CRB14 OR CRB25
RESISTOR
51.1K
+-1%
.125W
TF TC=O+-100
2M627
CRB14 OR CRB25
RESISTOR
9.09K
+-1%
.125W
TF TC=O+-100
2M627
CRB14 OR CRB25
RESISTOR
10K
+-1%
.125W
TF TC=O+-100
2M627
CRB14 OR CRB25
RESISTOR 464 1%
.125W
TF
TC=D+-100
2M627
CRB14 OR CRB25
RESISTOR
l.lK
+-1%
.125W
TF TC=O+-100
2M627
CRB14 OR CRB25
RESISTOR
10K
+-1%
.125W
TF TC=O+-100
2M627
CRB14 OR CRB25
RESISTOR
1.33K
+-1%
.125W
TF TC=O+-100
2M627
CRB14 OR CRB25
RESISTOR
10K
+-1%
.125W
TF TC=O+-100
2M627
CRB14 OR CRB25
RESISTOR
5.11K
+-1%
.125W
TF
TC=O+-100
2M627
CRB14 OR
CR825
RESISTOR 681 +-1%
.125W
TF TC=O+-100
2M627
CRB14 OR CRB25
RESISTOR
5.11K
+-1%
.125W
TF
TC=O+-100
2M627
CRBl4 OR CRB25
RESISTOR 681 +-1%
.125W
TF TC=O+-100
2M627
CRB14 OR CR825
RESISTOR
1K
+-1X
.125W
TF TC=O+-100
2M627
CRB14 OR CRB25
XESISTOR
5.11K
+-1%
.125W
TF TC=O+-100
2M627
CRB14 OR CRB25
?ESISTOR
1.62K
+-1%
.125W
TF TC=O+-100
2M627
CRB14 OR CRB25
7ESISTOR
5.11K
+-1%
.125W
TF TC=O+-100
2M627
CRB14 OR
CR825
7ESISTOR
5.11K
+-1%
.125W
TF TC=D+-100
2M627
CRB14 OR
CR825
1ESISTOR
2.61K
1%
.125W
TF TC=O+-100
2M627
CRB14 OR CRB25
?ESISTOR
51.1K
+-1X
.125W
TF TC=O+-100
2M627
CRB14 OR CRB25
?ESISTOR
3.16K
+-1%
.125W
TF
TC=O+-100
2M627
CRB14 OR CRB25
7ESISTOR
13.3K
+-1X
.125W
TF TC=O+-100
2M627
CRB14 OR CRB25
7ESISTOR
14.7K
1%
.125W
TF TC=O+-100
2M627
CRB14 OR CRB25
?ESISTOR
133 1%
.125W
TF
TC=D+-100
2M627
CRB14 OR CRB25
IESISTOR
13.3K
+-1%
.125W
TF
TC=O+-100
2M627
CRB14 OR CRB25
tESISTOR
14.7K
1%
.125W
TF
TC=O+-100
2M627
CRB14 OR CRB25
IESISTOR
133 1%
.125W
TF TC=O+-100
2M627
CRB14 OR CRB25
ZESISTOR
10K
+-1%
.125W
TF
TC=O+-100
2M627
CRB14 OR CRB25
tESISTOR
10K
+-1%
.125W
TF TC=D+-100
2M627
CRB14 OR CRB25
{ESISTOR
2.61K
1%
.125W
TF TC=D+-100
2M627
CRB14 OR CRB25
ZESISTOR
5.11K
+-1%
.125W
TF TC=O+-100
2M627
CRB14 OR
CR825
lESISTOR
12.1K
+-1%
.125W
TF TC=O+-100
2M627
CRB14 OR CRB25
lESISTOR
l.lK
+-1%
.125W
TF TC=O+-100
2M627
CRB14 OR CRB25
(ESISTOR
l.lK
+-1%
.125W
TF
TC=O+-100
2M627
CRB14 OR CRB25
lESISTOR
42.2K
1%
.125W
TF TC=O+-100
2M627
CRB14 OR CRB25
!ESISTOR
1lOK
+-1%
.125W
TF TC=O+-100
2M627
CRB14 OR CRB25
!ESISTOR
316K 1%
.125W
TF TC=D+-100
2M627
CRB14 OR CRB25
!ESISTOR
3481:
1%
.125W
TF TC=O+-100
2M627
CRB14 OR CRB25
*Indicates factory-selected value

Reference
Designation
HP Part
Number
0
A4A9R49 0698-3161
s
A4A9R50* 0757-0462
3
A4A9R51 0757-0464
5
A4A9R52* 0698-8960
6
A4A9R53 0698-3449
6
A4A9R54 0757-0199
3
A4A9R55*
0757-0460
1
A4A9R56 0757-0460
1
A4A9R57* 0698-3460
1
A4A9R58 0698-3450
9
A4A9R59*
0698-8824
1
A4A9R60 2100-3103
6
A4A9R61
A4A9R62
A4A9R63
A4A9R64
A4A9R65
2100-3054
6
2100-3162
7
0698-3437
2
0757-0289
2
2100-3054
6
A4A9R66 2100-3103
6
A4A9R67 0698-0085
0
A4A9R68
0698-0085
0
A4A9R69 0698-3260
9
A4A9R70*
0698-8826
3
A4A9R71 0757-0199
3
A4A9R72* 0757-0467
8
A4A9R74*
0757-0463
4
A4A9R75
0698-3156
2
A4A9R76
0757-0465
6
A4A9R77 0757-0442
A4A9TPl 1251-0600
A4A9TP2 1251-0600
A4A9Ul 1826-0990
A4A9U2 1820-1418
A4A9U3 1858-0076
A4A9U4 1858-0076
A4A9U5
1810-0280
A4A9U6
1820-0468
A4A9U7
1820-1195
A4A9U8
1858-0077
A4A9U9 1820-0471
A4A9UlO
1820-1196
A4A9Ull 1820-0468
A4A9U12 1810-0280
A4A9U13 1820-1216
A4A9U14 1820-1196
A4A9U15
1820-0471
A4A9U16 1858-0076
A4A9U17 1820-1196
9
0
0
0
7
0
D
3
5
7
1
3
3
5
3
3
3
3
I
3
-
Qt!
-
1
1
1
1
1
1
1
1
1
1
1
1
1
1
1
1
1
1
1
1
1
1
1
1
1
1
1
1
1
1
1
1
1
1
1
1
1
1
1
1
1
1
1
1
1
1
1
-
HP Part Number 85662-60187
A4A9 IF Control
Description
Mfr
Mfr Part
Code
Number
RESISTOR 38.31: 1%
.125U
TF TC=O+-100
2M627
CRB14 OR
CR825
RESISTOR 75K +-1%
.125W
TF TC=O+-100
2M627 CRB14 OR CRB25
RESISTOR 90.9K +-1%
.125W
TF TC=O+-100
2M627
CRB14 OR CR825
RESISTOR 750K +-1%
.125W
TF TC=O+-100
2M627 CRB14 OR CR825
RESISTOR 28.71: 1%
.125W
TF TC=O+-100
2M627 CRB14 OR CR825
RESISTOR
21.5K
+-1%
.125W
TF TC=O+-100
2M627
CRB14
OR
CRB25
RESISTOR
61.9K
+-1%
.125W
TF TC=O+-100
2M627
CR814
OR
CRB25
RESISTOR
61.9K
+-1%
.125W
TF TC=O+-100
2M627 CRB14 OR CR825
RESISTOR
4221:
1%
.125W
TF TC=O+-100
2M627 CRB14 OR CRB25
RESISTOR 42.21: 1%
.125W
TF TC=O+-100
2M627 CRBl4
OR CRB25
RESISTOR
5621:
+-1%
.125W
TF TC=O+-100
2M627
CRB14
OR
CRB25
RESISTOR-TRMR
10K
10% TKF SIDE-ADJ
17-TR 32997 3006P-DM3-103
RESISTOR-TRMR 50K 10% TKF SIDE-ADJ
17-TR 32997
3006P-DM3-503
RESISTOR-TRMR 200K 10% TKF SIDE-ADJ 17-T
32997 3006P-DM3-204
RESISTOR 133 1%
.125W
TF TC=O+-100
2M627
CRB14 OR CRB25
RESISTOR
13.3K
+-1%
.125W
TF TC=O+-100
2M627 CRB14 OR CR825
RESISTOR-TRMR 50K 10% TKF SIDE-ADJ 17-TR
32997 3006P-DM3-503
RESISTOR-TRMR
10K
10% TKF SIDE-ADJ
17-TR 32997 3006P-DM3-103
RESISTOR
2.61K
1%
.125W
TF TC=O+-100
2M627 CRB14 OR CR825
RESISTOR
2.61K
1%
.125W
TF TC=O+-100
2M627
CRB14
OR
CR825
RESISTOR
4641:
1%
.125W
TF TC=O+-100
2M627 CRB14 OR CR825
RESISTOR 825K +-1%
.125W
TF TC=O+-100
2M627
CR814 OR CRB25
RESISTOR
21.5K
+-1%
.125W
TF TC=O+-100
2M627 CRB14 OR CR825
RESISTOR
121K
+-1%
.125W
TF TC=O+-100
2M627 CRB14 OR CRB25
RESISTOR 82.51: +-1% .125W TF TC=O+-100 2M627
CRB14
OR
CRB25
RESISTOR
14.7K
1%
.125W
TF TC=O+-100
2M627
CRB14 OR CRB25
RESISTOR
1OOK
+-1%
.125W
TF TC=O+-100
2M627 CR614
OR
CRB25
RESISTOR
IOK
+-1%
.125W
TF TC=O+-100
2M627
CRB14 OR
CR825
CONNECTOR-SGL CONT PIN
1.14-MM-BSC-SZ
SQ
83486 928-196-004140
CONNECTOR-SGL CONT PIN
1.14~MM-BSC-SZ
SD
83486 928-196-004140
IC
DP
AMP GP DUAL 8-DIP-C PKG
01295
MC1458JG
IC DCDR TTL LS BCD-TO-DEC 4-TO-lo-LINE 4
01295 SN74LS42N
TRANSISTOR ARRAY
14-PIN
PLSTC TO-116
04713 MPQ2907P
TRANSISTOR ARRAY
14-PIN
PLSTC TO-116
04713 MPQ2907P
NETWORK-RES
lo-SIP
lO.OK
OHM
X 9
11236 750-101
IC DCDR TTL BCD-TO-DEC
4-TO-IO-LINE
4-IN
01295 SN7445N
IC FF TTL LS D-TYPE POS-EDGE-TRIG CDM CL
01295 SN74LS175N
TRANSISTOR ARRAY
14-PIN
PLSTC TO-116
IC INV TTL HEX l-INP
IC FF TTL LS D-TYPE POS-EDGE-TRIG COM CL
IC DCDR TTL BCD-TO-DEC
4-TO-lo-LINE
4-IN
NETWORK-RES
lo-SIP
lO.OK
OHM X 9
04713
MPQ2222P
01295 SN7406N
01295 SN74LS174N
01295 SN7445N
11236 750-101
IC DCDR TTL LS
3-TO-8-LINE
3-INP
IC FF TTL LS D-TYPE POS-EDGE-TRIG COM CL
IC INV TTL HEX I-INP
TRANSISTOR ARRAY
14-PIN
PLSTC TO-116
IC FF TTL LS D-TYPE POS-EDGE-TRIG COM CL
01295 SN74LS138N
01295 SN74LS174N
01295 SN7406N
04713 MPQ2907P
01295 SN74LS174N
*Indicates factory-selected value
85662-60187
Parts List
Page 3 of 4

HP Part Number 85662-60187
A4A9 IF Control
Reference
Designation
HP Part
Number
A4A9U18
1820-1196
A4A9U19
1820-0471
A4A9U20
1820-1196
A4A9U21
.820-2024
A4A9U22
.810-0280
A4A9VRl 902-3203
A4A9VR2 1902-0041
A4A9Wl 3159-0005
A4A9W4 3159-0005
85662-60187
Parts List
Page4of4
C
c
I
(
I
:
E
E
I
I
Qt
1
1
1
1
1
1
1
1
1
Description
IC FF TTL LS D-TYPE POS-EDGE-TRIG COM CL
IC INV TTL HEX I-INP
IC FF TTL LS D-TYPE PDS-EDGE-TRIG COM CL
IC DRVR TTL LS LINE DRVR OCTL
NETWORK-RES
lo-SIP
lO.OK
OHM X 9
DIODE-ZNR
14.7V
5% DO-35 PD=.4W
DIODE-ZNR
5.11V
5% DO-35 PD=.4W
RESISTOR-ZERO OHMS 22 AWG LEAD DIA
RESISTOR-ZERO OHMS 22 AWG LEAD DIA
*Indicates factopselected
vahe
Mfr Mfr Part
Code
Number
0129!
0129t
0129:
01295
11236
SN74LS174N
SN7406N
SN74LS174N
SN74LS244N
750-101
0471?
0471:
5521t
5521(
L-2007-1
L-2007-1

HP Part Number 85662-602-I 1
A4A9 IF Control
Reference
HP Part C
Number D
Qty Description
Mfr
Mfr Part
Designation
Code
Number
A4A9 85662-60211
5
1
BOARD ASSEMBLY, IF
CONTROL
(OPTION
462)
28480 85662-60211
(SERIAL PREFIXES:
2813~-2816~)
A4A9Cl 0160-4832
4
1
CAPACITOR-FXD
.OlUF
+-lo%
1OOVDC
CER
04222 SAlOlC103KAAH
A4A9C3 0160-4832
4
1
CAPACITOR-FXD
.OlUF
+-lo%
1OOVDC
CER
04222 SAlOlC103KAAH
A4A9C4 0160-4832
4
1
CAPACITOR-FXD
.OlUF
+-lo%
1OOVDC
CER
04222 SAlOlC103KAAH
A4A9C5
0160-4832
4
1
CAPACITOR-FXD
.OlUF
+-lo%
1OOVDC
CER
04222 SAlOlC103KAAH
A4A9C6 0160-4832
4
1
CAPACITOR-FXD
.OlUF
+-lo%
1OOVDC
CER
04222 SAlOlC103KAAH
A4A9C7 0160-4832
4
1
CAPACITOR-FXD
.OlUF
+-lo%
1OOVDC
CER
04222 SAlOlC103KAAH
A4A9C8
0160-4832
4
1
CAPACITOR-FXD
.OlUF
+-lo%
1OOVDC
CER
04222 SAlOlC103KAAH
A4A9C9 0160-4832 4
1
CAPACITOR-FXD
.OlUF
+-lo%
1OOVDC
CER
04222 SAlOlClD3KAAH
A4A9ClO
0160-4832
4
1
CAPACITOR-FXD
.OlUF
+-lo%
1OOVDC
CER
04222 SAlOlClD3KAAH
A4A9Cll 0160-4832
4
1
CAPACITOR-FXD
.OlUF
+-IO%
1OOVDC
CER
04222
SAlOlC103KAAH
A4A9C12 0160-4832
4
1
CAPACITOR-FXD
.OlUF
+-IO%
1OOVDC
CER
04222
SAlOlC103KAAH
A4A9C13 0160-4832
4
1
CAPACITOR-FXD
.OlUF
+-lo%
1OOVDC
CER
04222 SAlOlC103KAAH
A4A9C14
0160-4832
4
1
CAPACITOR-FXD
.OlUF
+-IO%
1OOVDC
CER
04222
SAlOlC103KAAH
A4A9C15
0160-4822
2
1
CAPACITOR-FXD
1OOOPF
+-5%
1OOVDC
CER
O+- 04222
SA201A102JAAH
A4A9C16 0160-4822
2
1
CAPACITOR-FXD
IOOOPF
+-5%
1OOVDC
CER
o+- 04222 SA201A102JAAH
A4A9C17 0160-4822
2
1
CAPACITOR-FXD
1OOOPF
+-5X
1OOVDC
CER
O+- 04222
SA201A102JAAH
A4A9C18 0160-4822
2
1
CAPACITOR-FXD
1OOOPF
+-5%
IOOVDC
CER
O+- 04222
SA201A102JAAH
A4A9C19 0160-4832 4
1
CAPACITOR-FXD
.OlUF
+-10X
1OOVDC
CER
04222 SAlOlC103KAAH
A4A9C20
0180-0197
8
1
CAPACITOR-FXD
2.2UF+-10%
LOVDC
TA
56289 150D225X9020A2-DYS
A4A9C21 0180-0197 8
1
CAPACITOR-FXD
2.2UF+-10%
EOVDC
TA
56289 1500225X9020A2-DYS
A4A9C22 0180-0197
8
1
CAPACITOR-FXD
2.2UF+-10%
20VDC TA
56289 150D225X9020A2-DYS
A4A9CR2 1901-0050
3
1
DIODE-SWITCHING 80V 200MA 2NS DO-35
9N171 lN4150
A4A9CR3 1901-0050
3
1
DIODE-SWITCHING 80V 200MA 2NS DO-35
9N171 lN4150
A4A9CR4 1901-0050
3
1
DIODE-SWITCHING 80V 200MA 2NS DO-35
9N171 lN4150
A4A9CR5 1901-0050
3
1
DIODE-SWITCHING 80V 200MA 2NS DO-35
9N171 lN4150
A4A9CR6 1901-0050
3
1
DIODE-SWITCHING 80V 200MA 2NS DO-35
9N171 lN4150
A4A9CR7 1901-0050
3
1
DIODE-SWITCHING 80V 200MA 2NS DO-35
9N171 lN4150
A4A9CR8
1901-0050 3
1
DIODE-SWITCHING 80V 200MA 2NS DO-35
9N171 lN4150
A4A9CR9 1901-0050
3
1
DIODE-SWITCHING 80V 200MA 2NS DO-35
9N171 lN4150
A4A9CRlO
1901-0050
3
1
DIODE-SWITCHING 80V 200MA 2NS DO-35
9N171 lN4150
A4A9CRll 1901-0050
3
1
DIODE-SWITCHING 80V 200MA 2NS DO-35
9N171 lN4150
A4A9CR12 1901-0050
3
1
DIODE-SWITCHING 80V 200MA 2NS DO-35
9N171 lN4150
A4A9CR13 1901-0050
3
1
DIODE-SWITCHING 80V 200MA 2NS DO-35
9N171 lN4150
A4A9CR14 1901-0050
3
1
DIODE-SWITCHING 80V 200MA 2NS DO-35
9N171 lN4150
A4A9CR15 1901-0050
3
1
DIODE-SWITCHING 80V 200MA 2NS
DO-35 9N171 lN4150
A4A9CR16 1901-0050
3
1
DIODE-SWITCHING 80V 200MA 2NS DO-35
9N171 lN4150
A4A9CR17 1901-0050
3
1
DIODE-SWITCHING BOV 200MA 2NS DO-35
9N171 lN4150
A4A9CRlB 1901-0050
3
1
DIODE-SWITCHING 80V 200MA 2NS DO-35
9N171 lN4150
A4A9CR19 1901-0050
3
1
DIODE-SWITCHING 80V 200MA 2NS DO-35
9N171 lN4150
A4A9CR20 1901-0050
3
1
DIODE-SWITCHING 80V 200MA 2NS DO-35
9N171 lN4150
R4A9CR21 1901-0050
3
1
DIODE-SWITCHING 80V 200MA 2NS DO-35
9N171 IN4150
44A9CR22 1901-0050
3
1
DIODE-SWITCHING 80V 200MA 2NS DO-35
9N171 lN4150
44A9CR23 1901-0050
3
1
DIODE-SWITCHING 80V 200MA 2NS DO-35
9N171 lN4150
44A9CR24 1901-0050
3
1
DIODE-SWITCHING 80V 200MA 2NS DO-35
9N171 lN4150
44A9CR25 1901-0050
3
1
DIODE-SWITCHING 80V 200MA 2NS DO-35
9N171 lN4150
*Indicates factory-selected value
85662-60211
parts
List
Page 1 of 4

HP Part Number 85662-60211
A4A9
IF Control
Description Mfr
Mfr
Part
COdC
Number
DIODE-SWITCHING 80V 200MA 2NS DO-35
9N17 lN4150
DIODE-SWITCHING 80V 200MA 2NS DO-35
9N17 lN415D
DIODE-SWITCHING 80V 200MA 2NS DO-35
9N17 lN4150
DIODE-SWITCHING 80V 200MA 2NS DO-35
9N17 lN4150
DIODE-SWITCHING 80V 200MA 2NS DO-35
9N17 lN4150
RESISTOR
13.3K
+-1%
.125W
TF TC=O+-100
1970
SFR25H
RESISTOR 82.51: +-1%
.125W
TF TC=O+-100
1970
SFR25H
RESISTOR
2871:
1%
.125W
TF TC=O+-100
1970.
SFR25H
RESISTOR
51.1K
+-1%
.125W
TF TC=O+-100
1970:
SFR25H
RESISTOR 9.09K +-1%
.125W
TF TC=O+-100
1970:
SFR25H
RESISTOR
10K
+-1%
.125W
TF TC=O+-100
1970:
SFR25H
RESISTOR 464 1%
.125W
TF TC=O+-100
1970:
SFR25H
RESISTOR
l.lK
+-I%
.125W
TF TC=O+-100
1970:
SFR25H
RESISTOR
10K
+-1%
.125W
TF TC=O+-100
19701
SFR25H
RESISTOR
1.33K
+-I%
.125W
TF TC=O+-100
19701
SFR25H
RESISTOR
10K
+-1%
.125W
TF TC=O+-100
19701
SFR25H
RESISTOR 681 +-1%
.125W
TF TC=O+-100
19701
SFR25H
?ESISTDR
1K
+-I%
.125W
TF TC=O+-100
19701
SFR25H
iESISTOR
5.11K
+-1%
.125W
TF TC=O+-100
19701
SFR25H
7ESISTOR
1.62K
+-1%
.125W
TF TC=O+-100
19701
SFR25H
tESISTOR
2.61K
1%
.125W
TF TC=O+-100
19701
SFR25H
tESISTOR
51.1K
+-I%
.125W
TF TC=O+-100
19701
SFR25H
[ESISTOR
13.3K
+-1%
.125W
TF TC=O+-100
19701
SFR25H
tESISTOR
14.7K
1%
.125W
TF TC=O+-100
19701
SFR25H
lESISTOR
133 1%
.125W
TF TC=O+-100
19701
SFR25H
lESISTOR
13.3K
+-I%
.125W
TF TC=O+-100
19701
SFR25H
lESISTOR
14.7K
1%
.125W
TF TC=O+-100
19701
SFR25H
lESISTOR
133 1%
.125W
TF TC=O+-100
19701
SFR25H
lESISTOR
10K
+-I%
.125W
TF TC=O+-100
19701
SFR25H
!ESISTOR
10K
+-1%
.125W
TF TC=O+-100
19701
SFR25H
!ESISTOR
2.61K
1%
.125W
TF TC=O+-100
19701
SFR25H
!ESISTDR
5.11K
+-1%
.125W
TF TC=O+-100
19701
SFR25H
!ESISTOR
12.1K
+-1%
.125W
TF TC=O+-100
19701
SFR25H
!ESISTOR
1.33K
+-1%
.125W
TF
TC=O+-100
19701
SFR25H
:ESISTOR
1.33K
+-1%
.125W
TF TC=O+-100
19701
SFR25H
:ESISTOR
42.2K
1%
.125W
TF TC=O+-100
19701 SFR25H
.ESISTOR
1lOK
+-I%
.125W
TF TC=O+-100
19701
SFR25H
ESISTOR 316K 1%
.125W
TF TC=O+-100
19701
SFR25H
ESISTOR
3481:
1%
.125W
TF TC=O+-100
19701
SFR25H
ESISTOR 38.31: 1%
.125W
TF TC=O+-100
19701
SFR25H
ESISTOR 75K +-I%
.125W
TF TC=O+-100
19701
SFR25H
ESISTOR 90.9K +-I%
.125W
TF TC=O+-100
19701
SFR25H
ESISTDR 750K +-1%
.125W
TF TC=O+-100
19701
SFR25H
ESISTOR
28.7K
1%
.125W
TF TC=O+-100
19701
SFR25H
ESISTOR 21.5K +-I%
.125W
TF TC=O+-100
19701
SFR25H
ESISTOR
61.9K
+-1X
.125W
TF TC=O+-100
19701
SFR25H
ESISTOR
61.9K
+-1%
.125W
TF
TC=O+-100
19701
SFR25H
!ESISTOR
422K 1%
.125W
TF TC=O+-100
19701
SFR25H
*Indicates factory-selected value
Reference
Designation
HP
Part
Number
I
A4A9CR26
A4A9CR27
A4A9CR28
A4A9CR29
A4A9CR30
1901-0050
1901-0050
1901-0050
1901-0050
1901-0050
A4A9R3*
0757-0289
A4A9R6*
0757-0463
A4A9R7*
0698-3456
A4A9RlO*
0757-0458
A4A9Rll*
0757-0288
A4A9R14 0757-0442
A4A9R15
0698-0082
A4A9R16
0757-0424
A4A9R17 0757-0442
,
A4A9R18
D757-0317
A4A9R19 3757-0442
A4A9R23 3757-0419
A4A9R24
3757-0280
A4A9R25
1757-0438
A4A9R26 1757-0428
1
A4A9R29 1698-0085
1
A4A9R30*
1757-0458
j
A4A9R32
1757-0289
i
A4A9R33 1698-3156
i
A4A9R34
1698-3437
i
A4A9R35
1757-0289
i
A4A9R36
)698-3156
i
A4A9R37
1698-3437
2
A4A9R38
)757-0442
3
A4A9R39
1757-0442
P14A9R40
1698-0085
44A9R41
1757-0438
44A9R42
1757-0444
94A9R43
1757-0317
94A9R44
1757-0317
7
\4A9R45
1698-3450
3
\4A9R46* 757-0466
7
\4A9R47
698-3457
j
\4A9R48* 698-3458
7
\4A9R49
698-3161
\4A9R50* 757-0462
\4A9R51
757-0464
\4A9R52*
698-8960
\4A9R53
698-3449
\4A9R54
757-0199
14A9R55*
757-0460
\4A9R56
757-0460
44A9R57*
1698-3460
85662-60211 Parts List
Page2of4
Qi
I
1
1
1
1
1
1
1
1
1
1
1
1
1
1
1
1
1
1
1
1
1
1
1
1
1
1
1
1
1
1
1
1
1
1
1
1
1
1
1
1
1
1
1
1
1
1
1

Reference
Designatior HP Part
Number
A4A9R58
0698-3450
A4A9R59*
0698-8824
A4A9R60
2100-3103
A4A9R61 2100-3054
A4A9R62
2100-3162
A4A9R63 0698-3437
A4A9R64 0757-0289
A4A9R65
2100-3054
A4A9R66
2100-3103
A4A9R67 0698-0085
A4A9R68
0698-0085
A4A9R69 0698-3260
A4A9R70*
0698-8826
A4A9R71 0757-0199
A4A9R72*
0757-0467
A4A9R74*
0757-0463
A4A9R75
0698-3156
A4A9R76 0757-0465
A4A9R77 0757-0442
A4A9R78
0757-0280
A4A9R79 0757-0280
A4A9R80
0757-0280
A4A9R81 9757-0280
A4A9RB2 1757-0317
A4A9TPl 1251-0600
A4A9TP2 1251-0600
A4A9Ul 1826-0990
A4A9U2 1820-0468
A4A9U3 1858-0076
A4A9U4 1858-0076
A4A9U5
1810-0277
A4A9U6 1820-0468
A4A9U7 1820-1195
A4A9U8
1858-0077
A4A9U9
1820-0471
A4A9UlO
1820-1196
A4A9Ull
1820-0468
A4A9U12
1810-0280
A4A9U13
1820-1216
A4A9U14
1820-1196
A4A9U15
.820-0471
A4A9U16
.858-0076
A4A9U17
.82D-1196
A4A9U18
1820-1196
A4A9U19
.820-0471
A4A9U20
.820-1196
A4A9U21
.820-2024
I
1
1
1
1
1
1
1
1
1
1
1
1
1
1
1
1
1
1
1
1
1
1
1
1
1
1
1
1
1
1
1
1
1
1
1
1
1
1
1
1
1
1
1
1
1
1
1
1
HP Part Number 85662-60211
A4A9 IF Control
Description
Mff
Mfr
Part
Code Number
RESISTOR 42.21: 1%
.125W
TF TC=O+-100
19701
SFR25H
RESISTOR
5621:
+-1%
.125W
TF TC=O+-100
RESISTOR-TRMR
10K
10% TKF SIDE-ADJ
17-TF
RESISTOR-TRMR 50K 10% TKF SIDE-ADJ
17-TF
RESISTOR-TRMR 200K 10% TKF SIDE-ADJ 17-1
RESISTOR 133 1%
.125W
TF TC=O+-100
19701
SFR25H
73136
89PRlOK
73136
89PR50K
73136
89PR200K
19701
SFR25H
RESISTOR
13.3K
+-1%
.125W
TF TC=O+-100
RESISTOR-TRMR 50K 10% TKF SIDE-ADJ
17-TF
RESISTOR-TRMR
10K
10% TKF SIDE-ADJ
17-TF
RESISTOR 2.61K 1%
.125W
TF TC=O+-100
RESISTOR
2.61K
1%
.125W
TF TC=O+-100
19701
SFR25H
73136
89PRSOK
73136
89PRlOK
19701
SFR25H
19701
SFR25H
RESISTOR 464K 1%
.125W
TF TC=O+-100
RESISTOR
8251:
+-1X
.125W
TF TC=O+-100
RESISTOR
21.5K
+-1X
.125W
TF TC=O+-100
RESISTOR 121K +-I%
.125W
TF TC=O+-100
RESISTOR 82.51: +-1%
.125W
TF TC=O+-100
19701
SFR25H
19701
SFR25H
19701
SFR25H
19701
SFR25H
19701 SFR25H
RESISTOR
14.7K
1%
.125W
TF TC=O+-100
RESISTOR
1OOK
+-1%
.125W
TF TC=O+-100
RESISTOR
IOK
+-1%
.125W
TF TC=O+-100
RESISTOR
IK
+-1%
.125W
TF TC=O+-100
RESISTOR
1K
+-1%
.125W
TF TC=O+-100
19701
SFR25H
19701
SFR25H
19701
SFR25H
19701
SFR25H
19701
SFR25H
RESISTOR
1K
+-1%
.125W
TF TC=O+-100
19701
RESISTOR
1K
+-1%
.125W
TF TC=O+-100
19701
tESISTOR
1.33K
+-1%
.125W
TF TC=O+-100
19701
:ONNECTOR-SGL
CONT PIN
1.14-MM-BSC-SZ
SQ 27264
:ONNECTOR-SGL
CONT PIN
1.14-MM-BSC-SZ
SQ 27264
[C
OP AMP GP DUAL 8-DIP-C PKG
04713
[C
DCDR TTL BCD-TO-DEC
4-TO-lo-LINE
4-IN
01295
TRANSISTOR ARRAY 14-PIN PLSTC TO-116 04713
TRANSISTOR ARRAY
14-PIN
PLSTC TO-116
04713
(ETWDRK-RES
lo-SIP
2.2K
OHM X 9
91637
[C
DCDR TTL BCD-TO-DEC
4-TO-IO-LINE
4-IN
[C
FF TTL LS D-TYPE POS-EDGE-TRIG COM CL
[RANSISTOR
ARRAY 14-PIN PLSTC TO-116
[C
INV TTL HEX l-INP
[C
FF TTL LS D-TYPE POS-EDGE-TRIG COM CL
01295 SN7445N
01295 SN74LS175N
04713 MPQ2222P
01295 SN7406N
01295 SN74LSl74N
[C
DCDR TTL BCD-TO-DEC
4-TO-lo-LINE
4-IN
01295
IETWORK-RES
lo-SIP
lO.OK
OHM X 9
91637
iC
DCDR TTL LS
3-TO-8-LINE
3-INP
01295
IC
FF TTL LS D-TYPE POS-EDGE-TRIG COM CL
01295
:C INV TTL HEX l-INP 01295
-RANSISTOR
ARRAY
14-PIN
PLSTC TO-116
:C FF TTL LS D-TYPE POS-EDGE-TRIG COM CL
:C FF TTL LS D-TYPE POS-EDGE-TRIG COM CL
:C INV TTL HEX l-INP
:C FF TTL LS D-TYPE POS-EDGE-TRIG
CDM
CL
:C DRVR TTL LS LINE DRVR DCTL
04713 MPQ2907P
01295 SN74LS174N
01295 SN74LS174N
01295 SN7406N
01295 SN74LS174N
01295 SN74LS244N
*Indicates factory-selected value
SFR25H
SFR25H
SFR25H
16-06-0034
16-06-0034
MC1458U
SN7445N
MPQ2907P
MPQ2907P
MSPlOAOl
SN7445N
MSPlOAOl
SN74LS138N
SN74LS174N
SN7406N
8566260211
parts
List
Page 3 of 4

HP Part Number 85662-60211
A4A9 IF Control
Reference HP Part
Designatior
Number
A4A9U22 1810-0280
A4A9VRl 1902-3203
A4A9VR2 1902-0041
A4A9Wl 8159-0005
A4A9W4 9159-0005
A4A9W8 5159-0005
A4A9W9 3159-0005
A4A9WlO
3159-0005
A4A9Wll 3159-0005
-
QQ
-
1
1
1
1
1
1
1
1
1
-
Description
NETWORK-RES IO-SIP
lO.OK
OHM X 9
9163'
DIODE-ZNR
14.7V
5% DO-35 PD=.4W
0471:
DIODE-ZNR
5.11V
5% DO-35 PD=.4W
0471:
RESISTOR-ZERO OHMS 22 AWG LEAD DIA
5521(
MSPlOAOl
L-2007-1
RESISTOR-ZERO OHMS 22 AWG LEAD DIA
55211
L-2007-1
RESISTOR-ZERO OHMS 22 AWG LEAD DIA
55211
L-2007-1
RESISTOR-ZERO OHMS 22 AWG LEAD DIA
5521t
L-2007-1
RESISTOR-ZERO OHMS 22 AWG LEAD DIA
5521f
L-2007-1
RESISTOR-ZERO OHMS 22 AWG LEAD DIA
55211
L-2007-1
85662-60211 Parts
Lit
Page4of4
*Indicates factoy-selected value
Mfr
Code
Mfr
Part
Number

HP Part Number 85662-60223
A4A9
IF Control
Description
Mft-
I
I
Mfr
Part
Code Number
A4A9 85662-60223
A4A9Cl 0160-4832
A4A9C3 0160-4832
A4A9C4
0160-4832
A4A9C5
0160-4832
A4A9C6
0160-4832
A4A9C7 0160-4832
A4A9C8
0160-4832
A4A9C9 0160-4832
A4A9ClO
0160-4832
A4A9Cll 0160-4832
A4A9C12 0160-4832
A4A9C13 0160-4832
A4A9C14
0160-4832
A4A9C15
0160-4822
A4A9C16
0160-4822
A4A9C17
0160-4822
A4A9C18
0160-4822
A4A9C19
0160-4832
A4A9C20
0180-0197
A4A9C21 0180-0197
A4A9C22
0180-0197
A4A9CR2 1901-0050
A4A9CR3
1901-0050
A4A9CR4
1901-0050
A4A9CR5
1901-0050
A4A9CR6
1901-0050
A4A9CR7 1901-0050
A4A9CRB
1901-0050
A4A9CR9
1901-0050
A4A9CRlO
1901-0050
A4A9CRll
A4A9CR12
A4A9CR13
A4A9CR14
A4A9CR15
A4A9CR16
A4A9CR17
A4A9CR18
A4A9CR19
A4A9CR20
1901-0050
1901-0050
1901-0050
1901-0050
1901-0050
1901-0050
1901-0050
1901-0050
1901-0050
1901-0050
A4A9CR21 1901-0050
3 1
DIODE-SWITCHING 80V 200MA 2NS DO-35
9N171 IN4150
A4A9CR22 1901-0050
3 1
DIODE-SWITCHING 80V 200MA 2NS DO-35
9N171 lN4150
A4A9CR23 1901-0050
3 1
DIODE-SWITCHING
8OV
200MA 2NS DO-35
9N171 lN4150
A4A9CR24
1901-0050
3 1
DIODE-SWITCHING 80V 200MA 2NS DO-35
9N171 lN4150
A4A9CR25
1901-0050
3 1
DIODE-SWITCHING 80V 200MA 2NS DO-35
9N171 lN4150
9
4
4
4
4
4
4
4
4
4
4
4
4
4
2
2
1
BOARD ASSEMBLY, IF CONTROL
(OPTION
462)
(SERIAL PREFIX:
2848A)
CAPACITOR-FXD
.OlUF
+-10x
1OOVDC
CER
04222
SAlOlC103KAAH
CAPACITOR-FXD
.OlUF
+-lo%
1OOVDC
CER
04222
SAlOlC103KMH
CAPACITOR-FXD
.OlUF
+-lo%
1OOVDC
CER
04222
SAlOlC103KAAH
CAPACITOR-FXD
.OlUF
+-lo%
1OOVDC
CER
04222
SAlOlC103KAAH
CAPACITOR-FXD
.OlUF
+-IO%
IOOVDC
CER
04222 SAlOlC103KAAH
CAPACITOR-FXD
.OlUF
+-lo%
1OOVDC
CER
04222
SAlOlC103KAAH
CAPACITOR-FXD
.OlUF
+-lo%
1OOVDC
CER
04222
SAlOlC103KAAH
CAPACITOR-FXD
.OlUF
+-lo%
1DOVDC
CER
04222
SAlOlC103WH
CAPACITOR-FXD
.OlUF
+-lo%
1OOVDC
CER
04222
SAlOlC103KAAH
CAPACITOR-FXD
.OlUF
+-lo%
IOOVDC
CER
04222
SAlOlC103KAAH
CAPACITOR-FXD
.OlUF
+-lo%
1OOVDC
CER
04222 SAlDlC103KAAH
CAPACITOR-FXD
.OlUF
+-IO%
1OOVDC
CER
04222
SAlOlC103KAAH
CAPACITOR-FXD
.OlUF
+-IO%
1OOVDC
CER
04222
SAlOlC103KAAH
CAPACITOR-FXD
1OOOPF
+-5%
1OOVDC
CER
O+-
04222
SA201A102JAAH
CAPACITOR-FXD
1OOOPF
+-5%
1OOVDC
CER 0+-
04222
SA201A102JAAH
28480 85662-60223
2
1
CAPACITOR-FXD
1OOOPF
+-5%
1OOVDC
CER
O+- 04222
SALOlAlOWAAH
2
1
CAPACITOR-FXD
1OOOPF
+-5%
1OOVDC
CER
O+-
04222
SA201A102JAAH
4
1
CAPACITOR-FXD
.OlUF
+-lo%
1OOVDC
CER
04222
SAlOlC103KAAH
8
1
CAPACITOR-FXD
2.2UF+-10%
20VDC TA
56289 150D225X9020A2-DYS
8
1
CAPACITOR-FXD
2.2UF+-10%
ZOVDC
TA
56289 1500225X9020A2-DYS
8
1
CAPACITOR-FXO
2.2UF+-10% 20VDC TA 56289 150D225X9020A2-DYS
3 1
DIODE-SWITCHING 80V 200MA 2NS DO-35
9N171 lN4150
3 1
DIODE-SWITCHING BOV 200MA 2NS DO-35
9N171 lN4150
3 1
DIODE-SWITCHING 80V 200MA 2NS DO-35
9N171 IN4150
3 1
DIODE-SWITCHING 80V 200MA 2NS DO-35
9N171 lN4150
3 1
DIODE-SWITCHING 80V 20DMA 2NS DO-35
9N171 lN4150
3 1
DIODE-SWITCHING 80V 200MA 2NS DO-35
9N171 lN4150
3 1
DIODE-SWITCHING 80V 200MA 2NS DO-35
9N171 lN4150
3 1
DIODE-SWITCHING 80V 200MA 2NS DO-35
9N171 lN4150
3 1
DIODE-SWITCHING 80V 200MA 2NS DO-35
9N171 lN4150
DIODE-SWITCHING 80V
EOOMA
2NS DO-35
9N171 lN4150
DIODE-SWITCHING BOV 200MA 2NS DO-35
9N171 lN4150
DIODE-SWITCHING 80V 200MA 2NS DO-35
9N171 lN4150
DIODE-SWITCHING 80V 200MA 2NS DO-35
9N171 lN4150
DIODE-SWITCHING 80V 200MA 2NS DO-35
9N171 lN4150
1
DIODE-SWITCHING 80V 200MA 2NS DO-35
9N171 lN4150
1
DIODE-SWITCHING 80V 200MA 2NS DO-35
9N171 lN4150
1
DIODE-SWITCHING 80V 200MA 2NS DO-35
9N171 lN4150
1
DIODE-SWITCHING BOV 200MA 2NS DO-35
9N171 lN4150
1
DIODE-SWITCHING 80V 200MA 2NS DO-35
9N171 lN4150
*Indicates factory-selected value
8566260223
Parts List
Pagelof4

HP Part Number 85662-60223
A4A9
IF Control
Reference
HPPart
C
Designation
Number D
Qty
Description Mfr Mfr Part
Code Number
A4A9CR26
1901-0050
3
1
A4A9CR27 DIODE-SWITCHING 80V 2OOMA 2NS DO-35
1901-0050 9N171
3
lN415D
1
DIODE-SWITCHING 80V 200MA 2NS DO-35
A4A9CR28
1901-0050 9N171
3
lN4150
1
A4A9CR29
DIODE-SWITCHING 80V 200MA 2NS DO-35
1901-0050 9N171
3
IN4150
1
DIODE-SWITCHING 80V 200MA 2NS DO-35
A4A9CR30
9N171
1901-0050 lN4150
3
1
DIODE-SWITCHING 80V 200MA 2NS DO-35
9N171 lN415D
A4A9MP
1
NOT ASSIGNED
A4A9MP2 0360-0124
3
1
CONNECTOR-SGL CONT PIN .04-IN-BSC-SZ
RND
A4A9MP3
97300
0360-0124
3
1
CONNECTOR-SGL CONT PIN
.04-IN-BSC-SZ
RND
A4A9MP4
97300
0360-0124
3
1
CONNECTOR-SGL CDNT PIN
.04-IN-BSC-SZ
RND
97300
A4A9MP5
0360-0124
3
1
CONNECTOR-SGL CDNT PIN
.04-IN-BSC-SZ
RND
97300
A4A9MP6
0360-0124
3
1
CONNECTOR-SGL CONT PIN .04-IN-BSC-SZ RND
A4A9MP7 97300
0360-0124
3
1
CONNECTOR-SGL CONT PIN .04-IN-BSC-SZ
RND 97300
A4A9MP8
0360-0124
3
1
CONNECTOR-SGL CONT PIN .04-IN-BSC-SZ RND
97300
A4A9MP9 0360-0124
3
1
CONNECTOR-SGL CONT PIN .04-IN-BSC-SZ RND
97300
A4A9MPlO
0360-0124
3
1
CONNECTOR-SGL CONT PIN .04-IN-BSC-SZ RND 97300
A4A9MPll 0360-0124
3
1
CONNECTOR-SGL CDNT PIN
.04-IN-BSC-SZ
RND
A4A9R3*
97300
0757-0438
3
1
RESISTOR
5.11K
+-I%
.125W
TF TC=O+-100
19701
A4A9R6*
SFR25H
0698-3449
6
1
RESISTOR 28.71: 1% .125W TF TC=O+-100 19701 SFR25H
A4A9R7*
0757-0460
1
1
RESISTOR 61.9K
+-I%
.125W
TF TC=O+-100
19701
A4A9RlO*
SFR25H
0757-0289
21
RESISTOR
13.3K
+-1%
.125W
TF TC=O+-100
19701
A4A9Rll*
SFR25H
0698-3152
8
1
RESISTOR 3.481: 1% .125W TF TC=O+-100 19701 SFR25H
A4A9R14 0757-0442
9
1
RESISTOR 10K
+-I%
.125W
TF TC=O+-100
19701 SFR25H
A4A9R15 0698-0082
7
1
RESISTOR 464
1%
.125W
TF TC=O+-100
19701
SFR25H
A4A9R16 0757-0424
7 1
RESISTOR l.lK
+-I%
.125W
TF TC=O+-100
19701 SFR25H
A4A9R17 0757-0442
9
1
RESISTOR
10K
+-I%
.125W
TF TC=O+-100
19701 SFR25H
A4A9R18 0757-0317
7
1
RESISTOR
1.33K
+-I%
.125W
TF TC=O+-100
19701 SFR25H
44A9R19 0757-0442
9
1
RESISTOR
10K
+-1X
.125W
TF TC=O+-100
19701 SFR25H
44A9R23 0757-0419
0
1
RESISTOR
681 +-1X
.125W
TF TC=O+-100
19701 SFR25H
44A9R24
0757-0280
3
1
RESISTOR
1K
+-1X
.125W
TF TC=O+-100
19701 SFR25H
44A9R25 0757-0438
3
1
RESISTOR
5.11K
+-1%
.125W
TF TC=O+-100
19701 SFR25H
\4A9R26 0757-0428
1
1
RESISTOR
1.62K
+-1%
.125W
TF TC=O+-100
19701 SFR25H
\4A9R29
0698-0085
0
1
RESISTOR
2.61K
TF
1%
.125W
TC=O+-100 19701 SFR25H
\4A9R30
0757-0458
7 1
RESISTOR
51.1K
+-1%
.125W
TF
TC=O+-100 19701 SFR25H
\4A9R32
0757-0289
2
1
RESISTOR
13.3K
+-1%
.125W
TF
TC=O+-100
19701
SFR25H
\4A9R33
0698-3156
2
1
RESISTOR
14.7K
1%
.125W
TF TC=O+-100
19701 SFR25H
\4A9R34
0698-3437
2
1
RESISTOR 133 1%
.125W
TF TC=O+-100
19701 SFR25H
A4A9R35 0757-0289
2
1
RESISTOR
13.3K
+-1%
.125W
TF
TC=O+-100 19701 SFR25H
h4A9R36
0698-3156
2
1
RESISTOR
14.7K
1%
.125W
TF
TC=O+-100 19701 SFR25H
44A9R37 0698-3437
2
1
RESISTOR 133 1%
.125W
TF
TC=O+-100 19701 SFR25H
44A9R38 0757-0442
9
1
RESISTOR
1DK
+-1%
.125W
TF
TC=O+-100 19701 SFR25H
44A9R39 0757-0442
9
1
RESISTOR
IOK
+-1%
.125W
TF
TC=O+-100 19701 SFR25H
24A9R4D 0698-0085
0
1
RESISTOR
2.61K
1%
.125W
TF
TC=O+-100 19701 SFR25H
\4A9R41
0757-0438
3
1
RESISTOR
5.11K
+-1%
.125W
TF
TC=O+-100 19701 SFR25H
\4A9R42
0757-0444
1
1
RESISTOR
12.1K
+-1%
.125W
TF TC=O+-100
19701
SFR25H
\4A9R43
0757-0317
7 1
RESISTOR
1.33K
+-1%
.125W
TF TC=O+-100
19701 SFR25H
\4A9R44
0757-0317
7
1
RESISTOR
1.33K
+-1%
.125W
TF TC=O+-100
19701 SFR25H
\4A9R45
0698-3450
9
1
RESISTOR 42.21: 1%
.125W
TF
TC=O+-100 19701 SFR25H
8566260223 Parts List
Page 2 of 4
*Indicates facto y-selected value

Reference
Designation
HP Part
Number
C
c
A4A9R46*
0757-0466
j
A4A9R47 0698-3457
t
A4A9R48*
0698-3458
i
A4A9R49 0698-3161
A4A9R50*
0757-0462
A4A9R51 0757-0464
A4A9R52*
0698-8960
A4A9R53 0698-3449
A4A9R54 0757-0199
A4A9R55* 0757-0460
A4A9R56
0757-0460
A4A9R57*
0698-3460
A4A9R58 0698-3450
A4A9R59*
0698-8824
A4A9R60
2100-3103
A4A9R61 2100-3054
A4A9R62 2100-3162
A4A9R63 0698-3437
A4A9R64 0757-0289
A4A9R65 2100-3054
A4A9R66 2100-3103
A4A9R67 0698-0085
A4A9R68
0698-0085
A4A9R69 1698-3260
A4A9R70*
1698-8826
A4A9R71
1757-0199
A4A9R72*
1757-0467
A4A9R74*
1757-0463
A4A9R75
A4A9R76
A4A9R77
A4A9R78
A4A9R79
)698-3156
1757-0465
)757-0442
1757-0280
1757-0280
A4A9R80
A4A9R81
A4A9R82
A4A9R83*
A4A9R84*
)757-0280
)757-0280
1757-0317
1757-0442
1757-0461
A4A9R85* 1698-3455
A4A9R86* 1698-3450
A4A9RB7*
1757-0439
A4A9RTl
)837-0007
A4A9RT2 1837-0380
A4A9RT3 1837-0380
A4A9RT4
1837-0224
A4A9RT5
1837-0393
A4A9TPl .251-0600
A4A9TP2 .251-0600
c
:
c
i
E
;
1
I
5
I
E
E
7
2
2
E
E
C
C
9
3
3
B
4
2
6
3
3
3
3
3
7
3
2
4
9
4
2
4
4
5
3
0
0
-
Jt
1
1
1
1
1
1
1
1
1
1
1
1
1
1
1
1
1
1
1
1
1
1
1
1
1
1
1
1
1
1
1
1
1
1
1
1
1
1
1
1
1
1
1
1
1
1
1
1
A4A9 IF Control
Description
Mfr
Mfr Part
Code
Number
RESISTOR
IlOK
+-1X
.125W
TF TC=O+-100
19701
SFR25H
RESISTOR 316K 1%
.125W
TF TC=O+-100
19701
SFR25H
RESISTOR
3481:
1%
.125W
TF TC=O+-100
19701
SFR25H
RESISTOR 38.31: 1% .125W TF TC=O+-100 19701
SFR25H
RESISTOR 75K +-1%
.125W
TF TC=O+-100
19701 SFR25H
RESISTOR 90.9K +-1%
.125W
TF TC=O+-100
19701
SFR25H
RESISTOR 750K +-1%
.125W
TF TC=O+-100
19701
SFR25H
RESISTOR 28.7K 1%
.125W
TF TC=O+-100
19701
SFR25H
RESISTOR
21.5K
+-1X
.125W
TF TC=O+-100
19701
SFR25H
RESISTOR
61.9K
+-I%
.125W
TF TC=O+-100
19701
SFR25H
RESISTOR 61.9K
+-I%
.125W
TF TC=O+-100
19701
SFR25H
RESISTOR 422K 1%
.125W
TF TC=O+-100
19701
SFR25H
RESISTOR 42.21: 1%
.125W
TF
TC=O+-100 19701
SFR25H
RESISTOR 562K +-1%
.125W
TF TC=O+-100
19701
SFR25H
RESISTOR-TRMR
10K
10% TKF SIDE-ADJ
17-TR
73138
89PRlDK
RESISTOR-TRMR 50K 10% TKF SIDE-ADJ
17-TR
73138
89PR50K
RESISTOR-TRMR 200K 10% TKF SIDE-ADJ 17-T
73138
89PR200K
RESISTOR 133 1%
.125W
TF TC=O+-100
19701
SFR25H
RESISTOR
13.3K
+-1X
.125W
TF TC=O+-100
19701
SFR25H
RESISTOR-TRMR 50K 10% TKF SIDE-ADJ
17-TR
73138
89PR50K
RESISTOR-TRMR
10K
10% TKF SIDE-ADJ 17-TR
73138
89PRlOK
RESISTOR 2.61K 1%
.125W
TF TC=O+-100
19701 SFR25H
RESISTOR 2.61K 1%
.125W
TF TC=O+-100
19701
SFR25H
RESISTOR
4641:
1%
.125W
TF TC=O+-100
19701
SFR25H
RESISTOR
8251:
+-1%
.125W
TF TC=O+-100
19701
SFR25H
RESISTOR
21.5K
+-1X
.125W
TF
TC=&-100
19701
SFR25H
RESISTOR 121K +-1%
.125W
TF TC=O+-100
19701
SFR25H
RESISTOR 82.51: +-1%
.125W
TF
TC=D+-100 19701
SFR25H
RESISTOR
14.7K
1%
.125W
TF TC=O+-100
19701
SFR25H
RESISTOR
1OOK
+-1%
.125W
TF TC=O+-100
19701 SFR25H
RESISTOR
10K
+-1%
.125W
TF TC=O+-100
19701
SFR25H
RESISTOR
1K
+-I%
.125W
TF TC=O+-100
19701
SFR25H
RESISTOR
1K
+-1%
.125W
TF TC=O+-100
19701
SFR25H
RESISTOR
1K
+-1%
.125W
TF TC=O+-100
19701
SFR25H
RESISTOR
1K
+-I%
.125W
TF TC=O+-100
19701
SFR25H
RESISTOR
1.33K
+-1%
.125W
TF TC=O+-100
19701
SFR25H
RESISTOR
10K
+-1%
.125W
TF TC=O+-100
19701
SFR25H
RESISTOR
68.1K
+-I%
.125W
TF TC=O+-100
19701
SFR25H
RESISTOR
261K
1%
.125W
TF
TC=O+-100
RESISTOR 42.21: 1% .125W TF TC=O+-100
RESISTOR
6.81K
+-1%
.125W
TF TC=O+-100
THERMISTOR DISC
lOK-OHM
TC=-4.4%/C-DEG
THERMISTOR TUB WITH AXL LEADS
50K-OHM
19701
19701
19701
15801
SFR25H
SFR25H
SFR25H
JA41Jl
MSC 503K
THERMISTOR TUB WITH
AXL
LEADS
50K-OHM
THERMISTOR DISC
20K-OHM
TC=-4.4%/C-DEG
THERMISTOR DISC SK-OHM
CONNECTOR-SGL CONT PIN
1.14-MM-BSC-SZ
SQ
CONNECTOR-SGL CDNT PIN
1.14-MM-BSC-SZ
SQ
15801
27264
27264
MSC 503K
UUA42J7
lDC502K-270-S
16-06-0034
16-06-0034
*Indicates facto y-selected value
8566260223
Parts List
Page 3 of 4

HP Part Number 85662-60223
A4A9 IF Control
Reference HP Part
Designatior
Number
A4A9Ul 1826-0990
A4A9U2
1820-0468
A4A9U3
1858-0076
A4A9U4
1858-0076
A4A9US
1810-0277
A4A9U6
1820-0468
A4A9U7 1820-1195
A4A9U8
1858-0077
A4A9U9
1820-0471
A4A9UlO
1820-1196
A4A9Ull 1820-0468
A4A9U12 1810-0280
A4A9U13
1820-1216
A4A9U14
1820-1196
A4A9U15
1820-0471
A4A9U16
1858-0076
A4A9U17 1820-1196
A4A9U18
1820-1196
A4A9U19 1820-0471
A4A9U20
1820-1196
A4A9U21 1820-2024
A4A9U22 1810-0280
A4A9VRl 1902-3203
A4A9VR2 1902-0041
A4A9Wl 3159-0005
A4A9W4
A4A9W8
A4A9W9
A4A9WlO
A4A9Wll
3159-0005
3159-0005
3159-0005
3159-0005
3159-0005
8566260223
Parts List
Page 4 of 4
f
t
I
I
I
I
;
I
(
E
E
E
3
3
3
3
1
1
1
1
1
1
1
1
1
1
1
1
1
1
1
1
1
1
1
1
1
1
1
1
1
1
1
1
1
1
Description
IC
OP AMP GP DUAL 8-DIP-C PKG
0471:
MC1458U
IC DCDR TTL BCD-TO-DEC
4-TO-IO-LINE
4-I)
0129!
SN7445N
TRANSISTOR ARRAY
14-PIN
PLSTC TO-116
0471:
MPQ2907P
TRANSISTOR ARRAY
14-PIN
PLSTC TO-116
0471:
MPQ2907P
NETWORK-RES IO-SIP
2.2K
OHM
X 9
9163;
MSPlOADl
IC DCDR TTL BCD-TO-DEC
4-TO-lo-LINE
4-H
IC FF TTL LS D-TYPE PDS-EDGE-TRIG CDM CL
TRANSISTOR ARRAY
14-PIN
PLSTC TO-116
IC INV TTL HEX
l-INP
IC FF TTL LS D-TYPE POS-EDGE-TRIG CDM CL
0129t
SN7445N
01291
SN74LS175N
0471:
MPQ2222P
0129!
SN7406N
0129:
SN74LS174N
IC DCDR TTL BCD-TO-DEC
4-TO-lo-LINE
4-IN
01295
SN7445N
NETWORK-RES
lo-SIP
lO.OK
OHM X 9
91637 MSPlOAOl
IC DCDR TTL LS
3-TO-8-LINE
3-INP 01295 SN74LS138N
IC FF TTL LS D-TYPE POS-EDGE-TRIG COM CL
01295 SN74LS174N
IC INV TTL HEX
l-INP 01295 SN7406N
TRANSISTOR ARRAY
14-PIN
PLSTC TO-116
IC FF TTL LS D-TYPE POS-EDGE-TRIG CDM CL
IC FF TTL LS O-TYPE POS-EDGE-TRIG COM CL
IC INV TTL HEX
l-INP
IC FF TTL LS D-TYPE POS-EDGE-TRIG CDM CL
0471:
MPQ2907P
0129!
SN74LS174N
0129f
SN74LS174N
0129:
SN7406N
0129!
SN74LS174N
IC DRVR TTL LS LINE DRVR DCTL
0129:
NETWORK-RES
lo-SIP
lO.OK
OHM X 9
91637
DIODE-ZNR
14.7V
5% DO-35
PD=.4W
04713
DIODE-ZNR
5.11V
5% DO-35
PD=.4W
04713
RESISTOR-ZERO OHMS 22 AWG LEAD DIA
55210
SN74LS244N
MSPlOAOl
L-2007-1
RESISTOR-ZERO
OHMS
22 AWG LEAD DIA
55210 L-2007-1
RESISTOR-ZERO
OHMS
22 AWG LEAD DIA
55210 L-2007-1
RESISTOR-ZERO OHMS 22 AWG LEAD DIA
55210 L-2007-1
IESISTOR-ZERO
OHMS
22 AWG LEAD DIA
55210 L-2007-1
?ESISTDR-ZERO
OHMS
22 AWG LEAD DIA
55210 L-2007-1
*Indicates factory-selected
value
Mfr
Mfr Part
Code
Number

J
--
(D
0
-
0
0
0
0
0
0
-0
-0
0
0
0
0
0
0
0
:,
0
I
--
a
0
0
0
0
0
0
0
0
0
:0
0
0
0
0
0
0
0
kz,
-
-l
/
U18
4
m
I3
u19
m
p-j
p?TqIl
p-q
4
0
1
1
u14
4
Ic9
i
U16
pJ
Fpl,
I I
I
lzl
;:;
lcRijA
R37
lcRlsn
i
[CJ
I
I
,
(c4
"R2
B
;;I
/gJ
F-7
0
R66
/
3
kHz
R65
/lO
kHz
R62
-300
kHz
\R61
1 MHz
\R~O
\
3 MHz
1
*
A4A9 IF Control Component Locations, 85662-60187
(Option 462 Tab)

,
,
,
,
,
(
(
(
<
<
C
0
0
0
0
0
0
0
i
0
:
:
3
1
1
1
:
zzxl
E
1
0
0
0
0
0
0
0
0
0
n
0
0
0
0
0
-
0
n
1
I
I
j
u14
4
fzizilw
i
u9
m
j
UlO
4
[c6
pq
Ic7
u12
R61
CR5
RlO
is
CR6
RI1
ft.50
9
I d
LIZ
II
0
R66
/
3
kHz
R65
/
10
kHz
R62
-300
kHz
\R61
1 MHz
\
R60
3 MHz
‘k
A4A9 IF Control Component Locations, 85662-60211
(Option 462 Tab)

0
0
0
0
0
0
0
0
0
0
0
0
0
0
0
0
1
0
n
0
0
0
0
0
0
0
0
0
0
0
0
0
0
0
1
pq
Ic8
u14
4
IEZI
I
t-l15
4
I
lJ16
cl
(,,,
I
l-I19
d
IPSCI
H
um
z=“-
c20
+
c21
+
c22 +
ItJ
i
lt4
pflm+
c&I.&
pg
CR16
R44
RI7
r
I
R18
PlQ
1
Ull
4
Ic7
u12
SEE
EXPLODED
VIEWS
\
1
*
\
2
*
A4A9 IF Control Component Locations, 85662-60223 (1 of 2)
(Option 462 Tab)

EXPLODED VIEWS
CR2
R83
R3
RTl
R84,
R65
/lO
kHz
R6
CR3 RT2
CR4
R85
CR5
RT3
R7
R62
300
kHz
R61
1 MHz
RIO
CR6 RT4
R86
R&i7 R-60
FiT5
Fill
3 MHz
TOP VIEW
THERMISTOR POST DIODE
POST
RESISTOR
EXAMPLE OF COMPONENT LAYOUT, SIDE VIEW
A4A9 IF Control Component Locations, 85662-60223 (2 of 2)
(Option 462 Tab)




General Parts Listing
Introduction
This chapter contains information on ordering replacement parts and assemblies. The parts
lists document all assembly versions up to the time that the manual is printed.
Table 1 lists reference designations, abbreviations, and value multipliers used in the parts lists.
Table 2 lists the names and addresses that correspond to the manufacturer code numbers in
the parts lists.
Table 3 lists the various types of AC power cables that are available, their description, and
part numbers.
Table 4 lists all major assemblies, part numbers, and descriptions of the assemblies.
Table 5 lists cables that are not part of a major assembly, part numbers, and descriptions of
the cables .
Table 6 lists miscellaneous parts, part numbers, and descriptions of the parts.
Figures 1 through 6 illustrate the locations of instrument assemblies and hardware with the
part numbers listed.
General Parts List Format
The following information is listed for each part:
1. The Hewlett-Packard part number.
2. The part number check digit (CD).
3. The total quantity (Qty) in the assembly.
(Th
is
number is stated once and only at the first
mention of the part.)
4. The description of the part.
5. A five-digit code indicating a typical manufacturer of the part.
6. The manufacturer part number.
Ordering Information
To order a part listed in the general parts table, quote the HP part number, include the check
digit, and indicate the quantity required. Address and mail the order to the Hewlett-Packard
Sales and Service Office nearest you. The check digit ensures accurate and timely processing
of your order.
To order a part that is not listed in the general parts table, include the function and
description of the part, and the number of parts required. Address and mail the order to the
Hewlett-Packard Sales and Service Office nearest you.
General Parts Listing 1
Direct Mail-Order System
Within the USA, Hewlett-Packard can supply parts through
a
direct mail-order system.
Advantages of using the system are as follows:
1. Direct ordering and shipment from the Hewlett-Packard Parts Center in Mountain View,
California.
2. No maximum or minimum quantity requirement on any mail order. (There is a
minimum-order quantity imposed on orders made through the Hewlett-Packard Sales and
Service Offices when the orders require billing and invoicing.)
3. Prepaid transportation. (There is a handling charge added to each order.)
4. No invoices.
A check or money order must accompany direct-mail orders. Mail-order forms and specific
ordering information are available from Hewlett-Packard Sales and Service Offices.
Direct Phone-Order System
A phone-order system is available within the USA for regular and hotline replacement parts
service. Hewlett-Packard has provided a toll-free phone number, and accepts Mastercard or
Visa for orders.
Regular Orders
The toll-free phone number is (800) 227-8164. It is available 6 am to 5 pm (Pacific time),
Monday through Friday. Regular orders require a four-day delivery time.
Hotline Orders
The hotline service for ordering emergency parts is available 24 hours a day, 365 days a
year. There is an additional charge on hotline orders to cover the cost of freight and special
handling.
The toll-free hotline phone number is (800) 227-8164, available 6 am to 5 pm (Pacific time),
Monday through Friday. The phone number for after-hours, weekends, and holidays is (415)
968-2347. Hotline orders are normally delivered the following business day.
2 General Parts Listing

Table 1. Reference Designations, Abbreviations, and Multipliers (1 of 4)
1
1
(
(
(
I
I
I
1
1
1
1
P
A
E
B
B
B
F
I
REFERENCE DESIGNATIONS
A
Assembly F
Fuse
RT
Thermistor
AT Attenuator, Isolator, FL
Filter
S
Switch
Limiter, Termination HY Circulator
T
Transformer
B
Fan, Motor
J
Electrical Connector TB
Terminal Board
BT Battery
(Stationary Portion), TC
Thermocouple
z
Capacitor Jack
TP
Test Point
2P
Coupler
K
Relay UIntegrated Circuit,
2R Diode, Diode
L
Coil, Inductor Microcircuit
Thyristor, Step
MMeter
V
Electron Tube
Recovery Diode, MP
Miscellaneous
VR
Breakdown Diode
Varactor
Mechanical Part
(Zener),
X
Directional Coupler PElectrical Connector Voltage Regulator
1L
Delay Line
(Movable Portion), W Cable, Wire,
Jumper
IS
Annunciator, Lamp,
Plug
X
Socket
Light Emitting
Q
Silicon Controlled Y
Crystal Unit
Diode (LED), Rectifier (SCR), (Piezoelectric,
Signaling Device Transistor, Quartz)
(Visible)
Triode Thyristor Z
Tuned Cavity,
E
Miscellaneous Electrical Part R
Resistor
Tuned Circuit
ABBREVIATIONS
A
BSC Basic
CNDCT Conducting,
BTN
Button Conductive,
I
Across Flats, Acrylic, Conductivity,
Air (Dry Method),
C
Conductor
Ampere
CONT Contact,
LDJ
Adjust, Adjustment
C
Capacitance,
Continuous,
LNSI
American National
Capacitor, Control,
Standards Institute
Center Tapped,
Controller
(formerly
Cermet, Cold,
CONV Converter
USASI-ASA)
Compression
CPRSN Co mpression
kSSY
Assembly
CCP
Carbon Composition CUP-PT Cup Point
IWG
American Wire Gage
Plastic
cw
Clockwise,
CD Cadmium, Card,
Continuous Wave
B
Cord
CER Ceramic
1CD
Binary Coded
CHAM Chamfer
Decimal
CHAR Character,
D
ID
Board, Bundle
Characteristic,
3%CU
Beryllium Copper
Charcoal D
Deep, Depletion,
INC
Type of Connector
CMOS Complementary
Depth, Diameter,
IRG
Bearing, Boring
Metal Oxide Direct Current
ms
Brass
Semiconductor DA
Darlington
General Parts Listing 3

Table 1. Reference Designations, Abbreviations, and Multipliers (2 of 4)
r
DAP-GL Diallyl Phthalate
Glass
DBL Double
DCDR
Decoder
DEG
Degree
D-HOLE D-Shaped Hole
DIA
Diameter
DIP
Dual In-Line
Packagl
DIP-SLDR Dip Solder
D-MODE Depletion Mode
DO
DP
DPST
DPDT
DWL
?-R
ZXT
Package Type
Designation
Deep, Depth, Dia-
metric Pitch, Dip
Double Pole Three
Throw
Double Pole Double
Throw
Dowel1
E
ER.ing
Extended, Extension,
External, Extinguish
F
Fahrenheit, Farad,
Female, Film
(Resistor), Fixed,
Flange, Frequency
Carbon Film/
Composition, Edge
of Cutoff Frequency,
Face
FDTHRU
Feedthrough
‘EM
Female
‘IL-HD Fillister Head
‘L
Flash, Flat, Fluid
‘LAT-PT Flat Point
‘R
Front
‘REQ
Frequency
ABBREVIATIONS
FT
Current Gain
Bandwidth Product
(Transition
Frequency), Feet,
Foot
FXD Fixed
G
GEN General, Generator
GND Ground
GP General Purpose,
Group
H
H
Henry, High
HDW Hardware
HEX Hexadecimal,
Hexagon,
Hexagonal
KLCL Helical
BP Hewlett-Packard
Company, High Pass
I
[C
Collector Current,
Integrated Circuit
[D
Identification,
Inside Diameter
[F
Forward Current,
Intermediate
Frequency
:N
Inch
:NCL
Including
:NT Integral, Intensity,
Internal
J
I-FET Junction Field
Effect Transistor
JFET
Junction Field
Effect Transistor
K
K
Kelvin, Key,
Kilo, Potassium
KNRLD Knurled
KVDC Kilovolts
Direct Current
II
LED
LG
LIN
LK
LKG
LUM
M
ulA
tiACH
vIAX
tic
vIET
viHZ
YlINTR
wiIT
dLD
VIM
dOM
6TG
dTLC
dW
Light Emitting
Diode
Length, Long
Linear, Linearity
Link, Lock
Leakage, Locking
Luminous
M
Male, Maximum,
Mega,
Mil,
Milli,
Mode
Milliampere
Machined
Maximum
Molded Carbon
Composition
Metal, Metallized
Megahertz
Miniature
Miter
Mold, Molded
Magnetized Material:
Millimeter
Momentary
Mounting
Metallic
Milliwatt
4 General Parts Listing

Table 1. Reference Designations, Abbreviations, and Multipliers (3 of 4)
r
N
N
Nano, None
N-CHAN N-Channel
NH
NM
Nanohenry
Nanometer,
Nonmetallic
Normally Open,
Number
Nominal
Negative Positive
Negative (Transistor
Nanosecond,
Non-Shorting, Nose
Numeric
Nylon (Polyamide)
NO
NOM
NPN
VS
VUM
‘JYL
0
1A
Over-All
1D
Outside Diameter
1P
AMP Operational
Amplifier
)PT
Optical, Option,
Optional
P
‘A
Picoampere, Power
Amplifier
‘AN-HD Pan Head
‘AR
Parallel, Parity
‘B Lead (Metal),
Pushbutton
‘C
Printed Circuit
‘CB Printed Circuit
Board
‘-CHAN
P-Channel
‘D
Pad, Power
Dissipation
‘F
Picofarad, Power
Factor
‘KG
Package
ABBREVIATIONS
PLSTC Plastic
PNL
Panel
PNP
Positive Negative
Positive (Transistor
POLYC Polycarbonate
POLYE Polyester
POT
Potentiometer
POZI Pozidriv Recess
PREC Precision
PRP
PSTN
PT
PW
3
R
%EF
XES
1F
tGD
tND
ER
WT
Purple, Purpose
Piston
Part, Point,
Pulse Time
Pulse Width
Q
Figure of Merit
R
Range, Red,
Resistance, Resistor
Right, Ring
Reference
Resistance, Resistor
Radio Frequency
Rigid
Round
Rear
Rivet, Riveted
S
;AWR
Surface Acoustic
Wave Resonator
:EG Segment
;GL
Single
;I
Silicon,
Square Inch
jL
Slide, Slow
jLT Slot. Slotted
SMA
Subminiature,
A Type (Threaded
Connector)
SMB Subminiature,
B Type (Slip-on
Connector)
SMC
Submi niature,
C-Type (Threader
Connector)
SPCG
Spacing
SPDT Single Pole
Double Throw
SPST
Single Pole
Single Throw
SQ
Square
SST
Stainless Steel
STL
Steel
XJBMIN
Subminiature
3Z
I‘
PC
[‘HD
rHK
PO
rPG
:R-HD
:RMR
I’RN
Size
T
Teeth,
Temperatu re,
Thickness, Time,
Timed, Tooth,
Typical
Ambient
Temperature,
Tantalum
Temperature
Coeffi
cient
Thread, Threaded
Thick
Package Type
Designation
Taw%
Truss Head
Trimmer
Turn, Turns
I’RSN
Torsion
General Parts Listing 5

Table 1. Reference Designations, Abbreviations, and Multipliers (4 of 4)
ABBREVIATIONS
UVAR Variable Y
VDC Volts-Direct Current
UCD Microcandela
YIG
Yttrium-Iron-
UF
Microfarad
Garnet
UH
Microhenry
W
UL
Microliter,
Underwriters’
W
Watt, Wattage,
Z
Laboratories, Inc.
White, Wide, Width
LJNHDND Unhardened
W/SW With Switch ZNR Zener
WW Wire Wound
VX
?
Variable, Violet,
Volt, Voltage
X
By (Used with
VAC
Vacuum,
Volts-
Dimensions),
Alternating Current Reactance
MULTIPLIERS
Abbreviation
Prefix
Multiple Abbreviation
Prefk
Multiple
T
tera
10’2
m
milli
10-s
G
giga
log
P
micro
10-6
Mmega
lo6
nnano
10-g
kkilo
10s
P
pica
10-12
da
deka
lo2
f
femto
10-1s
ddeci
10-i
a
atto
10-l”
C
centi
10-s
6 General Parts Listing

Table 2. Manufacturers Code List
Mfr
Codr
00032
0004f
0007:
0027:
00278
0035c
0046f
0049:
0074E
00775
0083C
00901
01064
01074
0112s
01131
01136
01172
01185
0123C
0125C
0133s
0138C
0140s
11417
11452
11461
11468
11478
11542
11590
11607
11688
11691
31698
11708
11736
11760
11795
11850
11854
11869
11876
11885
11886
11887
)
i
i
i
I
1
i
1
i
)
)
1
1
I
i
1
1
1
1
1
1
1
I
:
(
I
I
I
I
I
F
v-
P
I
I
:
I
I
I
I
I
(
I
NEC ELECTRONICS INC
UNITRODE
CORP
ARIZONA COIL INC
STILLWATER MFG CO
MCCOY ELECTRONICS CO
EXAR INTEGRATED SYSTEMS INC
NORELCO NORTH AMER PHILIPS LTG CORF
UNITED CHEMI-CON
INC
ROHM CORP
NICHICON (AMERICA) CORP
KYOCERA INTERNATIONAL INC
UNION CARBIDE CORP
SCHAAL BROS INC
HOLSWORTHY ELECTRONICS LTD
RES-NET CORP
WESTERN THERMISTOR CORP
ELCO INDUSTRIES INC
R C D COMPONENTS INC
MAGNET WIRE CORP
AEROVOX CORP
GTE SYLVANIA ELEK COMPONENTS GROUP
GETTIG ENGRG
&
MFG CO INC
AMP INC
CROVEN CRYSTALS
UEL
FREQUENCY CONTROLS INC
sANGAM
WESTON INC
;OE
ENGINEERING CO INC
STETTNER
&
CO
30YD CORP
3P
DIV 01 SAN JOSE COMPONENTS
?LESSEY SEMICONDUCTORS
ALLEN-BRADLEY CO INC
tiURATA
CORPORATION OF AMERICA
TRW
INC SEMICONDUCTOR DIV
TEXAS INSTRUMENTS INC
IUBULATION
ALLIED ELECTRONICS CORP
VIATSUO
ELECTRONICS OF AMERICA
%NERTEK
\ROMAT
CORP
%CL
ELECTRONICS INC
‘ULSE
ENGINEERING INC
IP
DIV 02 SCD IC’S
*AMILTON
STANDARD CONTROLS INC
:OILCRAFT
INC
>ERROXCUBE
CORP
Manufacturer Name Address
l-
MTN VIEW, CA
LEXINGTON, MA
NOGALES,
AZ
EAST FREEDOM, MA
HOLLY SPRINGS, PA
SUNNYVALE, CA
LOS ANGELES, CA
COMPTON, CA
IRVINE, CA
SCHAUMBERG, IL
SAN DIEGO, CA
DANBURY, CT
BERTHOUD, CO
HOLSWORTHY
WHIPPANY, NJ
OCEANSIDE, CA
ROCKFORD, IL
BEDFORD, NH
NEW YORK, NY
NEW BEDFORD, MA
WALTHAM,
MA
SPRING MILLS, PA
HARRISBURG, PA
WHITBY
3URLINGTON, WI
VORCROSS, GA
3NTARI0, CA
;AUF
?LEASANTON, CA
SAN
JOSE, CA
SANTA
ANA, CA
ZL
PASO, TX
aARIETTA, GA
LAWNDALE,
CA
IALLAS,
TX
SANTA
CRUZ, CA
ZHICAGO,
IL
HJNTINGTON
BEACH, CA
SANTA
CLARA, CA
bfOUNTAINSIDE,
NJ
\IORTHBROOK,
IL
SAN
DIEGO, CA
SANTA
CLARA, CA
iVINDWOR
LOCKS, CT
?ARY, IL
SAUGERTIES,
NY
Countr!
us
us
us
us
us
us
us
us
us
us
us
us
us
EG
us
us
us
us
us
us
us
us
us
CN
us
us
us
GM
us
us
us
us
us
us
us
us
us
us
us
us
us
us
us
us
us
us
ZIP
Code
9404:
0217:
85621
0271;
1706:
9408f
90021
90221
9271:
6019:
0681(
8051:
07981
92054
6112:
0310;
1961:
02741
02154
1687:
17111
LlN
f
53105
KJO71
31761
I-856
34566
a5131
32705
19935
m67
M260
75265
a5060
i9612
a0245
a5051
17092
$0062
32111
a5050
I6096
a013
12477
General Parts Listing 7

Table 2. Manufacturers Code List (continued)
8
General Parts Listing
Mfr
Code
0189f
0191t
01921
0192:
0192<
0193s
0194:
0195:
0197:
01991
01992
01993
0201a
0203c
02031
02038
02062
02086
02091
02123
D2139
02145
52160
32170
32172
12180
12191
12194
12210
12215
12236
12237
12273
12290
12296
12344
12362
b2363
b2366
b2367
I2379
12392
12408
I2414
I2415
I2440
Manufacturer Name
HI-G CO INC
BUNKERRAMO CORPAMPHENOLCONNDI’
RCA CORP
NYLOGRIP PRODUCTS
ITW FASTEX
ELPAC INC COMPONENTS DIV
HP DIV 04 SPD CABLES 64
HP DIV 04 SPD MOLDING 91
GE CO SEMICONDUCTOR PROD DEPT
TRANSITRON ELECTRONIC CORP
KDI PYROFILM CORP
MARKEL CORP
AVX CORP
NATIONAL WIRE
&
CABLE CO INC
MOTOROLA INC
UNICORP
HP DIV 05 MSD
WESTINGHOUSE ELEC CORP
SEMICON
DEPT
ULTRONM INC
EG&GINC
MEPCO/ELECTRA INC
RAYCHEM CORP
PANDUIT CORP
AMATOM
ELEK HARDWARE
DIV
OF MITE
JEFFERS
ELECTRONICS INC
?RECISION MONOLITHICS INC
ZORNING
COMPONENTS INC
XOBINSON
NUGENT
INC
tilLTON
ROSS CO
iELVIN
ELECTRIC CO
SILICON TRANSISTOR CORP
?AIRCHILD
SEMICONDUCTOR CORP
TRW
INC BURLINGTON DIV
iAYTHEON CO SEMICONDUCTOR DIV HQ
1P
DIV 08 COLO SPRGS
3E
CO MINIATURE LAMP PROD DEPT
IP
DIV 09 LID COMPONENTS
IP
DIV
C5
COLORADO IC
<OA
SPEER ELECTRONICS INC
:ORNELGDUBILIER/SANGAMO
rEXAS
CAPACITOR CO INC
:
&
K COMPONENTS INC
)IXON INDUSTRIES CORPORATION
SURNDY
CORP
)ALE ELECTRONICS INC
?HOMPSON
BREMER DIV VARE
Address
Countr
HARTFORD, CT
us
BROADVILLE,
IL
us
NEW YORK, NY
us
WALTHAM,
MA
us
DES PLAINES, IL
us
IRVINE, CA
us
PALO ALTO, CA
us
PALO ALTO, CA
us
AUBURN, NY
us
WAKEFIELD, MA
us
WHIPPANY, NJ
us
NORRISTOWN, PA
us
GREAT NECK, NY
us
LOS ANGELES, CA
us
ROSELLE, IL
us
DRANGE,
NJ
us
SAN JOSE, CA
us
YOUNGWOOD, PA
us
GRAND
JUNCTION,
Cc:
us
WELLESLEY, MA
us
MORRISTOWN, NJ
us
MENLO PARK, CA
us
TINLEY
PARK, IL
us
‘iEW ROCHELLE, NY
us
TOGALES,
AZ
us
SANTA
CLARA, CA
us
:ORNING, NY
us
JEW ALBANY, IN
us
jOUTHHAMPTON,
PA
us
JAN NUYS, CA
us
:HELMSFORD,
MA
us
:UPERTINO,
CA
us
3URLINGTON,
IA
us
dOUNTAIN
VIEW, CA
us
:OLORADO SPGS, CO
us
:LEVELAND, OH
us
JOVELAND,
CO
us
TT
COLLINS, CO
us
SRADFORD,
PA
us
VAYNE, NJ
us
IOUSTON,
TX
us
?EWTON, MA
us
1RISTOL,
RI
us
JORWALK,
CT
us
‘ANKTON, SD
us
:HICAGO,
IL
us
ZIF
Cod
6611
6015
1011
0215
66611
9266
943a
943a
1320:
0188l
0798:
1949
1102:
9003:
6919:
0705(
943or
15695
81501
02181
0796c
9402:
6047i
D6515
B5621
35054
1483C
47isa
18966
31401
11530
35014
52601
34040
30907
14112
$0537
$0525
16701
17470
77036
12158
12809
I6856
i7078
io622

Table 2. Manufacturers Code List (continued)
Mfr Manufacturer Name Address Country ZIP
Code
Codr
02465 ANILLO INDUSTRIES INC
ORANGE, CA us
92667
02483 CTS CORP
ELKHART,
IN us
46514
02484 CTS CORP PASO ROBLES
PASO ROBLES, CA
us
93446
02499
IRC
INO
BOONE, NC us
28607
02501 TELEDYNE INDUSTRIES INC
LOS ANGELES, CA
us 90067
02556 MONTROSE PRODUCTS CO AUBURN, MA us
01501
02567 OMTRONICS MFG INC OMAHA, NE us
68105
02569 CRYSTALONICS,
DJV
TELEDYNE CAMBRIDGE, MA us
02146
02572 TELEDYNE THERMATICS ELM CITY, NC us
27822
02574 RLC ELECTRONICS INS
MT KISCO, NY us
10549
02577 HAMLIN INC LAKE MILLS, WI us
53551
02582 CLAROSTAT MFG CO INC DOVER, NH us
03820
02598
UNITRODE
CORP WATERTOWN, MA us
02172
02693 NATIONAL WIRE
&
STAMPING INC ENGLEWOOD, CO us
80110
02698 THERMALLOY INC DALLAS, TX us
75234
02619 SOLITRON DEVICES INC (DIODES)
TAPPAN,
NY us
10983
02634 SPRAGUE ELECTRIC
SEMICON
DIV
CONCORD, NH
us
03301
92664
SEMTECH CORP NEWBURY PARK, CA us
91320
92668 EDISON ELEK DIV MCGRAW-EDISON
MANCHESTER, NH
us
03136
92675 AMERICAN COMPONENTS INC
CONSHOHOCKEN, PA
us
19428
52682
ITT SEMICONDUCTORS DIV
TUSTJN,
CA us
92680
32685 LOBAUGH
ROLLIN
J SOUTH SAN FRANC, CA
US 94080
52686
WATKINS-JOHNSON CO PALO ALTO, CA us
94304
32688 MICROSEMI CORP SCOTSDALE, AZ
us
85252
32696 CORNING GLASS WORKS ELEK PROD DIV CORNING, NY us
14836
32796 WARD LEONARD HAGERSTOWN DIV HAGERSTOWN, MD us
21740
32713 GENERAL INSTRUMENT CORP (DIODE)
HICKSVILLE, NY
us
11802
32718 VALOR ELECTRONICS
JNC
SANTA ANA, CA us
92705
12734 AMETEK INC
RODAN
DIV ANAHEIM, CA us
92806
32739 MINI-CIRCUITS LAB
BROOKLYN, NY us
11235
12744
ELEC-TROL INC SAUGUS, CA us
91350
12761 FENWAL ELECTRONICS INC SADDLE BROOK, NJ
us
07662
12763
TELEDYNE SEMICONDUCTOR MOUNTAIN VIEW, CA us
94043
32771
ANSLEY ELECTRIC
LOS ANGELES, CA
us
90032
12788 M/A-COM
INC
BURLINGTON, MA us
01893
12798 CORNING ELECTRONICS RALEIGH, NC
us
27604
12803 COD1 SEMICONDUCTOR LINDEN, NJ
us
07410
12805
COOPER INDUSTRIES
INC
HOUSTON, TX us
77210
12813
U S CAPACITOR CORP BURBANK, CA us
91564
12826
DENNISON
MFG CO FRAMINGHAM, MA us
01701
12856
MOHAWK SPRING CO
INC
ARLINGTON HEIGH, IL
US 60008
12865
ALPHA INDUSTRIES
INC
WOBURN, MA us
01801
12877 ANGSTROHM PRECISION INC
VAN NUYS, CA us
91405
12883
SILICONIX INC SANTA CLARA, CA us
95054
12910
SIGNETICS CORP
SUNNYVALE, CA
us
94086
12923
CHOMERICS INC WOBURN, MA us
01801
General Parts Listing
9

Table 2. Manufacturers Code List (continued)
Mfr Manufacturer Name Address
Code Country ZIF
Cod
02928 VISHAY INTERTECHNOLOGY INC
MALVERN, PA
us
1935
02937 VOLTRONICS CORP HANOVER, NJ us
0793
02946 DUPONT E I DE NEMOURS
&
CO WILMINGTON, DE us
1986
02995 MEPCO/CENTRALAB INC
RIVIERA, FL
us
3340,
03038
INTL
RECTIFIER CORP LOS ANGELES, CA us
9006!
03122
EMCON
DIV ITW SAN DIEGO, CA us
9212!
03123 MICRO-OHM CORP EL TORO, CA us
9263t
03171 SOLITRON DEVICES
INC PALM BEACH, FL
us
33401
D3172 TRW MICROWAVE SUNNYVALE, CA us
9408t
03174 ANZAC ELEK DIV ADAMS-RUSSEL CO INC
WALTHAM,
MA us
0215
03266 DUPONT CONNECTOR SYSTEMS
CAMP HILL, PA
us
1701
03232 PRODUCT COMPONENT CORP MT VERNON, NY us
1055:
03239 WAVETEK SAN DIEGO, CA us
9211:
03257 M-TRON INDUSTRIES INC YANKTON, SD us
57071
03259 STANFORD APPLIED ENGINEERING SANTA CLARA, CA us
95051
03263 ELECTRONIZED CHEMICALS CORP BURLINGTON, MA us
0186:
D3273
GOWANDA
ELECTRONICS CORP
GOWANDA, NY us
1407(
23282
GENERAL CABLE CORP NEW YORK, NY us
1991;
33285 ANALOG DEVICES INC NORWOOD, MA us
0206;
13291
AVANTEK INC SANTA CLARA, CA us
95054
13292 CORNING GLASS WORKS CORNING, NY us
1483c
13297 EMC TECHNOLOGY INC
CHERRY HILL, NJ
us
08034
13316
SPECIALTY CONNECTOR CO
FRANKLIN, IN
us
46131
13317
AEG-TELEFUNKEN CORP ENGLEWOOD, NJ us
07632
13334
NV PHILIPS ELCOMA EINDHOVEN NE
02876
KS352
SWISS AUTOMATICS INC
COLUMBUS, NE
us
68661
b3371
USM CORP NYLOK FASTENER DIV TORRANCE, CA us
99501
b3380
GRIES/DYNACAST CO DIV COATES-CLARK NEW ROCHELLE, NY us
1080;
33389
VARADYNE INC SANTA MONICA, CA us 90404
13394
METHODE ELECTRONICS INC
CHICAGO, IL
us
6065f
13395
MEPCO/CENTRALAB
INC
WEST PALM BEACH, FL
US
33407
13496
NATIONAL SEMICONDUCTOR CORP SANTA CLARA, CA us
95052
13412 CORNING GLASS WORKS (WILMINGTON) WILMINGTON, NC us
28401
13418 MOLEX INC
LISLE, IL
us
60532
KM28 NONOTUCK MFG CO HADLEY FALLS, MA us
01075
13441
F-DYNE ELECTRONICS CO BRIDGEPORT, CT us
06605
13521
JOHANSON
DIELECTRICS INC BURBANK, CA us
91510
13530 STACKPOLE COMPONENT CO
RALEIGH, NC
us
27620
13545
TELEDYNE PHILBRICK NEXUS
DEDHAM, MA us
02026
8594 CARTER SEMICONDUCTORS LOWELL, MA us
01850
13621
M/A-COM CABLEWAVE MINI PROD BURLINGTON, MA us
01803
3627 SOLID STATE DEVICES
INC
LA MIRADA, CA us 90638
3647 INSTRUMENT SPECIALTIES CO
MC
DEL WATER GAP, PA us
07424
3651 MEPCO/ELECTRA CORP SAN DIEGO, CA us
92121
3658 ALPHA IND MICROELECTRONICS DIVISION COLMAR, PA us
18915
I3766
WEST-CAP ARIZONA SAN FERNANDO, CA us
91340
10
General Parts Listing

Table 2. Manufacturers Code List (continued)
/
I
I
I
I
(
(
(
(
(
(
C
c
C
C
C
a
a
a
0
0
0
0
0
0
0
0
0
0,
0,
a
0,
01
0,
0.
Od
Od
Oa
01
01
0
0
0
Mfr Manuticturer Name Address Country ZIP
Code Codf
03714 INTERSIL INC
CUPERTINO, CA CA
95014
03724 BIVAR INC SANTA ANA, CA us
92705
03740 ERIE TECH PROD INC ERIE FREQ CONT
CARLISLE, PA
us
17015
03744 BOURNS
INC
RIVERSIDE, CA
us
9250
03746 SPECTRUM CONTROL INC
ERIE, PA
us
1650
D3747 COLORADO CRYSTAL CORP
LOVELAND, CO us
8053
33762 TELETECH CORP BOZEMAN, MT us
5977
33793 SILICON GENERAL INC
SAN JOSE, CA us
9513
23794 ADVANCED MICRO DEVICES INC SUNNYVALE, CA us
9408
13795
MOTOROLA INC FRANKLIN PARK, IL us
6913
13799 HARRIS CORP MELBOURNE, FL
us
3290
13811 INTEL CORP SANTA CLARA, CA us
9505,
13827
FAIR RITE PRODUCTS CORP WALLKILL, NY us
1258!
13849
MICROSYSTEMS INTERNATIONAL LTD OTTAWA
CN
13910
GENERAL ELECTRIC CO
PHILADELPHIA, PA
us
1912<
13923
SIEMENS CORP
ISELIN, NJ
us
08831
13938
MIDLAND-ROSS CORP CLEVELAND, OH us
4411:
13972
OHMITE
MFG CO
SKOKIE, IL
us
6997(
I3973
HP DIV 45 NMD SANTA ROSA, CA us
95401
14968
LABINAL COMPONENTS E SYSTEMS INC ELK GROVE VILLA, IL
US
6000;
14078 SGS-THOMSON MICROELECTRONICS INC PHOENIX, AZ us
8502:
14992
MONOLITHIC MEMORIES INC SANTA CLARA, CA us
95054
14121 SEMICONDUCTOR CIRCUITS INC HAVERHILL, MA
us
0183t
14150
VICLAN INC SAN DIEGO, CA us 921%
84169
SANGAMO ELECTRIC CO
SPRINGFIELD, IL
us
6270;
4181 AHAM-TOR RANCHO, CA us
91702
4182 SHALLCROSS INC NORTHBROK, IL
us
69962
4290 SPRAGUE ELECTRIC CO LEXINGTON, MA us
02173
4294 SPS TECHNOLOGIES NEWTOWN, PA us
1s94a
4213 STIMPSON EDWIN B CO INC BROOKLYN, NY us
11705
4225 THOMAS
&
BETTS CORP
RARITAN, NJ
us
08869
4234 DELBERT BLINN CO POMONA, CA us
91766
4261 INSULECTRO CORP BURLINGAME, CA us
94010
4314 VLN CORP VICTOREEN INSTRUMENT DIV CLEVELAND, OH us
44103
4379 AMETEK INC
PAOLI, PA
us
19301
4393 CENTRE ENGINEERING INC
STATE COLLEGE, PA
US 16801
4418 ALLEN MFG CO HARTFORD, CT us
96101
4423 G.E. CERAMICS, INC. CHATTANOOGA, TN us
37405
1458
BLILEY ELECTRIC CO
ERIE, PA
us
16508
$464
BRAND REX CO WILLIMANTIC, CT us
06226
1475 CAMBRIDGE THERMIONIC CORP CAMBRIDGE, MA us
02138
1486 ITT
CORP
NEW YORK, NY us
10022
1492 CENTRALAB INC MILWAUKEE, WI us
53209
4504 GENERAL INSTRUMENT CORP
CLIFTON, NJ
us
07012
4507 TRW
INC
CLEVELAND, OH us
44124
4514 DOW CORNING CORP MIDLAND, MI us
48641
General Parts Listing
11

Table 2. Manufacturers Code List (continued)
Mfr Manufacturer Name Address Country ZIP
Code Cod
04522 ELECTRO MOTIVE CORP
FLORENCE, SC
us
0622
04550 GENERAL ELECTRIC CO
FAIRFIELD, CT
us 0643
04563
ERIE TECHNOLOGICAL PRODUCTS INC ERIE, PA
us
1651
04564 ESSEX INTERNATIONAL INC FORT WAYNE, IN us
4680,
04567 ITT HARPER DIV
CHICAGO, IL
us
60601
04568
BECKMAN INDUSTRIAL CORP FULLERTON, CA
us
9263!
04581 BARWOOD MFG CORP EVERETT, MA us
0214!
04605 FISCHER SPECIAL MFG CO
CINCINNATI, OH
us
4520(
D4615 J F D ELECTRONICS CORP BROOKLYN, NY us
1121!
D4645
SIGNALITE DIV GENERAL INST CORP
NEPTUNE, NJ us
0775:
D4648
PIEZO CRYSTAL CO CARLSILE, PA
us
1701:
34670
EF JOHNSON CO
WASECA, MN us
5609:
34672 TRW INC PHILADELPHIA DIV
PHILADELPHIA, PA
us
19108
14703 LITTELFUSE INC DES
PLAINES,
IL us
6001f
14719 MARWEDEL C W SAN FRANCISCO, CA
US
9410:
14726
3M CO
ST PAUL, MN us
55144
14733 BELL INDUSTRIES
INC
MILLER JW DIV COMPTON, CA us
90224
14757
OAK SWITCH SYSTEMS INC
CRYSTAL LAKE, IL
us
60014
14776
POTTER
&
BRUMFIELD
INC PRINCETON, IN
us
47671
I4805
ILLINOIS TOOL WORKS INC SHAKEPROOF ELGIN, IL us
60126
14821
TILLEY
MFG CO MORGAN HILL, CA us
9407a
)4822
STACKPOLE CARBON CO ST MARYS, PA us
15857
b4828
TINNERMAN PRODUCTS INC
CLEVELAND, OH
us
44101
I4830
STEWART STAMPING CORP YONKERS, NY us
10704
14853
VARFLEX CORP ROME, NY us
13440
14880
ZIERICK
MFG CO MT KISCO, NY us
10549
14935
MEPCO ELECTRA CORP MORRISTOWN, NJ us
07960
4939 SCHNITZER ALLOY PRODUCTS CO
ELIZABETH, NJ
us
07206
14977 ITT CORP COMPONENTS DIV NEW YORK, NY us
10022
14990
GRAYHILL
INC LA GRANGE, IL us
60525
15016
MONITOR PRODUCTS CO INC
OCEANSIDE, CA
us
92054
15065
TEXAS INSTRUMENTS INC ATTLEBORO, MA us
02703
‘5088
VARO
INC
GARLAND, TX us
75046
5098 VICTORY ENGINEERING CORP
SPRINGFIELD, NJ
us
07081
5108 KULKA-SMITH INC MANASQUAN, NJ us
08736
5131 ELECTRONIC DEVICES INC YONKERS, NY us
10710
15160 VRN INTERNATIONAL
ST PETERSBURG, FL
US
337ia
b5176
AMERICAN SHIZUKI CORP CANOGA PARK, CA
US 91304
15232
BRADY W H CO MILWAUKEE, WI us
53209
15293
PRECISION METAL PRODUCT CO STONEHAM, MA us
02180
15347
UNJMICA
NEW YORK, NY us
10013
15350 WILMINGTON FIBRE SPECIALTY CO NEW CASTLE, DE us
19720
15364 LITTON PRECISION PROD INC
VAN NUYS, CA us
91409
15368
FCP INC
OLATHE, KS
us
66062
15400
REESE J RAMSEY
INC
NEW YORK, NY us
10007
15436
BURRBROWN CORP TUCSON, AZ us
85706
12
General Parts Listing

Table 2. Manufacturers Code List (continued)
Manufacturer Name Address
BERGQUIST CO
ICO-RALLY CORP
ITT HARPER
INC
EMHART
CORP
MILLER
DIAL
&
NAMEPLATE CO
AUGAT INC
DALE ELECTRONICS INC
KEYSTONE ELECTRONICS CORP
NATIONAL TEL TRONICS CORP
ALPHA WIRE CORP
JACOBSON MFG CO
INC
UNIFORM TUBES
CAMDEN WIRE CO
INC
WESTON COMPONENTS
MAGNECRAFT ELECTRIC CO
ALCO ELECTRONIC PRODUCTS INC
VITRAMON
INC
WECKESSER CO INC
SAN FERNANDO ELECTRIC MFG CO
P
C A ELECTRONICS INC
MALCO-A MICRODOT CO
[TT
SEALECTRO CORP
NTL
ELECTRONIC RESEARCH CORP
MARSHALL IND CAPACITOR DIV
4MER
PRCN IND INC DELEVAN DIV
4MPHENOL CORPORATION
iB?A
AB
TEXAS INSTRUMENTS DEUTSCHLAND GMBH
i’ALV0
GMBH
WICKMANN-WERKE
A G
VLARQUARDT
GMBH
?TM A/S
:ELDUC CONSTR ELECTRIQUES DU CENTRE
;ESCOSEM
<FCO
COMPOSANTS
:ORNING GLASS EUROPE SOVCOR
iESCOSEM
(63)
iTC/STANTEL
iEALECTR0
LTD
30URNS
TRIMPOT
LTD
IOEDERSTEIN/RESISTA
GMBH
IIEMENS
AG
YIMA
LB
ELEKTRONIK GMBH
CHURTER
AG
:ONDENSATEURS
FRIBOURG
S A
MINNEAPOLIS, MN
SUNNYVALE, CA
MORTON GROVE, IL
FARMINGTON, CT
EL MONTE, CA
MANSFIELD, MA
COLUMBUS, NE
NEW YORK, NY
YONKERS, NY
ELIZABETH, NJ
KENILWORTH, NJ
COLLEGEVILLE, PA
CAMDEN, NY
ARCHBALD, PA
CHICAGO, IL
NORTH ANDOVER, MA
MONROE, CT
CHICAGO, IL
SAN FERNANDO, CA
SEPULVEDA, CA
PASADENA, CA
TRUMBULL, CT
BURBANK, CA
MONROVIA, CA
AURORA, NY
DANBURY, CT
STOCKHOLM
FREISING
HAMBURG
WITTEN-ANNEN
RIETHEIM
SLOSTRUP
3ORBIERS
SAINT
EGREVE
VANTERRE
;E
VESINET
?ARIS
1EVON
‘ORTSMOUTH
tiIDDLESEX
LANDSHUT
vlUNICH
vIANNHEIM
;ALZBURG
UZERN
TRJBOURG
Mfr
Cod1
0544
0545.
0546
05461
0550
05511
0552.
0553!
0554!
0555!
0556I
0558!
0562:
0563(
05648
05661
05661
05m
05704
D574;
0576s
D576E
D579i
D5805
D582f
D587E
D5915
35942
35946
35951
15959
15967
15982
15985
15992
15993
I6003
16032
16039
16058
16118
16121
16127
6252
I6328
K330
e
7
3
1
6
7
B
4
5
5
a
3
3
3
1
1
1
3
1
1
.
3
y
3
’
1
!
11
81
)
1
!
1
I
I
i
1
I
1
’
I
I
‘:
i
1
7
I
I
’
7
!
(
/
I
!
E
;
c
:
$
5
1
I
E
F
s
1
P
S
C
-I-
Zountr
us
us
us
us
us
us
us
us
us
us
us
us
us
us
us
us
us
us
us
us
us
us
us
us
us
us
SW
GM
GM
GM
GM
DK
FR
FR
FR
FR
FR
EG
EG
EG
GM
GM
GM
AU
SW
SW
ZIP
Code
5542t
9430:
6005:
0603:
91731
02041
68601
1001:
10701
D720i
D708
19426
1331c
1840:
6063c
31645
36468
30641
31341
X343
31030
)6611
91502
31016
14052
16810
S-163
8050
2000
5870
I-720
2080
42
‘5781
‘5781
s300
Kloo
6800
L-501
:H-60
General Parts Listing 13

Table 2. Manufacturers Code List (continued)
Mfr Manufacturer Name Address Country ZIP
Code Cod
06337 PHILLIPS GLOEILAMPENFABRIEKEN N V EINDHOVEN
HL
96344 FUJITSU MICROELECTRONICS
INC
SANTA CLARA, CA us
9505
06347
HITACHI AMERICA LTD SUNNYVALE, CA us
9408
06352 TDK CORPORATION OF AMERICA
SKOKIE, IL
us
6007
06354 TOSHIBA CORP TOKYO
JP
06424
ESIL
COMPONENTS LTD
SUNDERLAND EG
SR4
06501 BARBER
&
COLEMAN LTD
SALE CHES EG
06563
SIEMENS
CORP COMPONENTS GROUP SCOTTSDALE, AZ us
8525
06650 AEG-TELEFUNKEN
HEILBRONN
GM
71oc
06665
SAMTEC NEW ALBANY, IN us
47151
06764
MIDWEST COMPONENTS MUSKEGON, MI us
4944:
06657
TRAK MICROWAVE CORP TAMPA, FL us
3361,
96860
HUBER&SUHNERAG
HERISAU
SW
D6900
JUDD WIRE BURLINGTON, MA us
0180:
26916 SONY CORP TOYKO
JP 141
16951 TRW RESISTIVE PRODUCTS DIV CORPUS
CHRISTI,
TX
US
78411
17041 R.A.F. ELECTRONIC HARDWARE INC STRATFORD, CT us
0649;
17050 MICRO POWER SYSTEMS SANTA CLARA, CA us
9505(
17158 EATON CORP
CLEVELAND, OH
us
44144
17179
AAVID
ENGINEERING INC
LACONL4,
NH us 03245
17221
SUPERTEX INC SUNNYVALE, CA us
94086
17284
PAKTRON DIV ITW VIENNA, VA us
2218C
17338
J K L COMPONENTS CORP LOS ANGELES, CA us 90064
17379
SAN-O INDUSTRIAL CORP BOHEMIA LI, NY us
1171E
17398
BEL FUSE
INC
JERSEY CITY, NJ us
07302
17477
AMERICAN OIL
&
SUPPLY CO NEWARK, NJ us
07105
b7766
LA RADIOTECHNIQUE COMPELEC
VILLEVRBANNE
FR
)7798
REMTEK CORP SUNNYVALE, CA us
18097
SPRAGUEGOODMAN ELECTRONICS NEW HYDE PARK, NY
US 11040
18113 KAHGAN ELECTRONICS CORP
HEMPSTEAD, NY us
11550
18123 COIGQ CORP BRONXVILLE, NY us
18259 DALE ELECTRONICS INC
TEMPE, AZ us
85252
18261 STAR MICRONICS
INC
NEW YORK, NY us
18335
SOURIAU INC SAUGUS, CA us
95203
16369
FILECA
STE GENEVIEVE FR
18560
OXLEY DEV LTD
CUMBRIA EG
18666
PANEL COMPONENTS CORP SANTA ROSA, CA us
8709
PANASONIC INDUSTRIAL CO
SECAUCUS, NJ
us
07094
8778 MADISON CABLE CORP WORCHESTER, MA us
01603
8779 MITSUBISHI ELECTRONICS AMERICA
SUNNYVALE, CA us
94086
8781 CATALYST RESEARCH CORP BALTIMORE, MD us
8810 ROCKWELL INTERNATIONAL ANAHEIM, CA us
8838 AND (ALPHA NUMERIC DISPLAYS) BURLINGAME, CA us
b8852
METELICS CORP SUNNYVALE, CA us
t9043
GLOW-LITE DIV OF DUTCH BOY PAULS VALLEY, OK us
19050
XENELL WYNNEWOOD, OK us
14
General Parts Listing

Table 2. Manufacturers Code List (continued)
Mfr Manufacturer Name Address Country ZIP
Code
Code
09126 ASJ PTE LTD JURONG TOWN
SG
99171 RHOMBUS INDUSTRIES INC HUNTINGTON BEACH, CA
US 9264s
09226 NEC ELECTRONICS
INC
SANTA CLARA, CA us
09235 FOX ELECTRONICS FT MEYERS, FL us
3391c
09283 TOPAZ SEMICONDUCTOR SAN JOSE, CA us
95132
09441 APPLIED ENGINEERING PRODUCT CO HAMDEM, CT us
99448 WAMCO INC FOUNTAIN VALLEY, CA us
09454 PRECISION RESISTIVE PRODS INC MEDIAPOLIS, IA
us 5263
O9507
HP DIV 53 SAD ROHNERT PARK, CA us
9492
D9538 TUSONIX TUCSON, AZ us 8574
D9694 ELECTRONIC ESSENTIALS WOODSIDE, NY us
99849 NDK AMERICA INC
CUPERTINO, CA
us
5401
39855 KOWASANGYO CORP TOKYO
JP
39859 CERA-MITE CORP GRAFTON, WI us
5302,
39862
HITACHI CABLE LTD TOKYO
JP
19914
UNITRODE
CORP LEXINGTON, MA us
19939
MURATA
ERIE
NORTH AMERICA INC SMYRNA, GA us 30081
19955
BOYD CORP DENVER, CO us
10183
TADIRAN TEL-AVIV
IS
10200
ELECTRONIC CONCEPTS
INC
EATONTOWN, NJ us
10299
COMMODORE SEMICONDUCTOR GROUP NORRISTOWN, PA us
10302 CENTENNIAL PLASTICS YELLVIELLE, AR
us
LO358 VOGT AG
LOSTORF
GM
.0401
NEW SYSTEMS MOLDING CORP LOVELAND, CO us 8053:
.0407
LSI LOGIC CORP
MILPITAS, CA
us
9503:
.0421
EPSON TORRENCE, CA us
.0443
HP DIV 64 NID
CORVALLIS, OR
us
.0456
PLASTEC PRODUCTS
INC
FORT COLLINS, CO
us
.0457
JERMYN
INDUSTRIES LTD (63) KENT SEVENOAKS
EG
0481 DALE ELECTRONICS
INC
NORFOLK, NE us 68701
0549
SC1
MANUFACTURING
INC
HUNTSVILLE, AL
us
3580:
0572 XICOR,
INC MILPITAS, CA
us
0631 GASKET SPECIALTIES
BRISBANE, CA
us
0784 SHINNITTOKU ELECTRIC CO LTD MINATO-KU TOKYO
JP
145
0795 STANDEX - PAUL SMITH DIVISION
CINCINNATI, OH
us
0858 LINEAR TECHNOLOGY CORP
MILPITAS, CA
us
95035
0881 THOMSON-CSF
COURBEVOIE FR
0905
FIRA LYON FR
1047 TEKA PRODUCTS INC WOODSIDE, NY us
1111 SEEQ TECHNOLOGY INC SAN JOSE, CA us
1171 SYNERGY MICROWAVE CORP
FAIRFIELD, NJ
us
1187 VLSI TECHNOLOGY
INC
SAN JOSE, CA us
95131
1212 INDUCTOR SUPPLY, INC. HUNTINGTON BEACH, CA
US
1248 MICRON DIV OF R G ALLEN CO INC NORTH HOLLYWOOD, CA
US
1263 W GUNTHER GMBH
NURNBERG
GM
1298 AVEL-LINDBURG
DANBURY CT
General Parts Listing 15

Table 2. Manufacturers Code List (continued)
Mfr
Code
11345
1135
1141
1142
1159
1167
1168
1168
1169
1170:
1170(
1172:
1178:
1184
1189:
1192(
1194t
11961
L1981
.212:
.212i
.2131
.218E
2213
2261
2340
2355
2382
2395
2418
2456
2465
2473
2482
2513
2516
2580
2656
2703
2830
2845
2896
7
2
1
9
7
4
6
9
3
s
3
1
:
1
:
1
1
I
I
i
1
1
,
1
1
i
!
’
1
1
i
1
I
!
I
I
I
)
I
I
I
I
c
\
I
I
E
E
n
S
E
C
E
V
L
Manufacturer Name
CYPRESS SEMICONDUCTOR CORP
BRISTOL ROYAL WORKSHOP BLIND
ISOLANTITE MFG COMPANY INC
KYOCERA CORPORATION
MICRO-COAX COMPONENTS,
INC
SARONM
JOSLYN DEFENSE SYSTEMS INC
KYUSHU DENTSU CO LTD
CENTRAL SEMICONDUCTOR CORP
POWER GENERAL
THOMSON SEMICONDUCTORS
CTL COMPONENTS LTD
MIDLAND-ROSS CORP
ELECTREY S A
EVOX/RIFA
INC
MIYAMA
DENSEN
CO LTD
BKC INTERNATIONAL ELECTRONICS
ALEXCO ENGINEERING SUPPLIES
POWEREX
3AMSUNG
SEMICONDUCTOR
MC
RF MONOLITHICS
MC
?RESIDIO
COMPONENTS
INC
IALLAS
SEMICONDUCTOR CORP
STACKPOLE ELECTRONICS INC
SRIE
SPECIALTY PRODUCTS
INC
(EMET
ELECTRONICS CORPORATION
NTERCONNECTION PRODUCTS INC
LATTICE SEMICONDUCTOR CORP
TEI
MICROWAVE, INC.
)WL WIRE AND CABLE
NIRE
PRO
INC
NTERNATIONAL POWER DEVICES
iVX-RALEIGH DIVISION
3RADFORD
ELECTRONICS
INC
SUNNELL
PLASTICS, INC
HCROTRONICS
ASSOCIATES PTE LTD
;OUTH
AMERICAN DEVELOPMENT CO
SEYSCHLAG
GMBH
:HAMPION TECHNOLOGIES INC
;ETEMA
VARTH INTERNATIONAL LTD
bOWKEY MICROWAVE INC
Address
SAN JOSE, CA
BRISTOL
STIRLING, NJ
KYOTO
COLLEGEVILLE, PA
PALO ALTO, CA
BURLINGTON, VT
NAGASAKI
HAUPPAUGE, NY
CANTON, MA
VELIZY VILLACOU
LONDON
LIVINGSTON, NJ
MONTERREY
LINCOLNSHIRE, IL
TOKYO
LAWRENCE, MA
COWDENBEATH
YOUNGWOOD, PA
SANTA CLARA, CA
DALLAS, TX
3AN
DIEGO, CA
DALLAS, TX
RALEIGH, NC
SRIE,
PA
SREENVILLE,
SC
SANTA
ANA, CA
3EAVERTON,
OR
SUNNYVALE, CA
TANASTATA,
NY
jALEM,
NJ
3RIGHTON,
MA
tALEIGH,
NC
3RADFORD,
PA
VIICKLETON,
NJ
iINGAPORE
IYDE
PARK, NY
IEIDE
TRANKLIN
PARK, IL
SENSALEM,
PA
;AST GRINSTEAD
rENTURA,
CA
Zountr
us
EG
us
JP
us
us
us
JP
us
us
FR
EG
us
MX
us
JP
us
EG
us
us
us
us
us
us
us
us
us
us
us
us
us
us
us
us
us
SG
us
GM
us
us
EG
us
ZIP
Code
95134
1942f
0540:
1178t
7814(
SWl!
0703s
64ooC
6001:
01841
KY4
!
15697
95054
75234
92121
75244
27620
16512
92707
97006
94086
13032
D8079
32135
27604
16701
1334
12538
xl131
19020
tH192
33003
16 General Parts Listing

CABLE
PLUG
CABLE
PLUG TYPE * CABLE FDR USE
HP PART DESCRIPTION
LENGTH COLOR
IN COUNTRY
NUMBER
CM (INCHES)
25DV
8120-1351
Straight**BS1363A
229 (90) Mint Gray Great Britain,
8120-1703
SO’
229 (90) Mint Gray Cyprus. Nigeria
Rhodesia.
Singapore,
So.Africa.
India
25OV 8120-1369
Straight**NZSSl98/ASC112
201 (79) Gray Australia,
8120-0696
90’ 221 (87) Gray New Zealond
25DV
8120-1689
Straight**CEE7-Yll
8120-1692
90’
201 (79) Mint Gray East and West
201 (79) Mint Gray Europe, Saudi
Arabia. United
Arab Republic
(unpolarized in
many notions)
125V
25OV
8120-1348
Straight
**NEMAS-15P
8120-1398
90’
8120-1754 Straight**NEMAS-15P
8120-1370
Straight**NEMA%15P
8120-1521
90’
8120-1676
Straight**NEMA5-15P
8120-2104
Straight**SEVlOll
1959-24507
Type 12
203 (80) Black United States
203 (80) Black Canada,
91 (36) Black Japan (100 V or
-
200
V),
203 (80) Jade Gray Mexico,
203 (80) Jade Gray Phillipines.
91 (36) Jade Gray Taiwan
201 (79) Gray Switzerlond
22ov
8120-0698 Straight**NEMAG-15P
8120-1860
Straight**CEEE22-VI
*
E = Earth Ground: L = Line; N = Neutral.
** Part number for plug is industry identifier for plug only. Number shown far cable is
HP Part Number for complete cable, including plug.
Table 3. AC Power Cables Available
General Parts Listing 17

Table 4. IF-Display Section, Major Assemblies
-
Cl
-
Pt:
-
1
1
1
1
1
1
1
1
1
1
1
1
1
1
1
1
1
1
1
1
1
-
Description
-
1
1
BOARD ASSEMBLY,KEYBOARD
BOARD ASSEMBLY, Z AXIS AMPLIFIER (SERIAL
NUMBER PREFIXES:
2403A-3OOlA)
4
BOARD ASSEMBLY, XYZ DRIVER AMPLIFIER
(SERLAL
NUMBER PREFMES:
3004A
AND ABOVE)
9
BOARD ASSEMBLY, HIGH VOLTAGE REGULATOR
(SERIAL NUMBER PREFMES:
2403A-3OOlA)
1
BOARD ASSEMBLY, HIGH VOLTAGE REGULATOR
(SERIAL NUMBER PREFIXES: 3004A AND ABOVE)
AlA3Al
5062-7089
6
HIGHVOLTAGEMODULE(SERIALNUMBER
PREFIXES: 3004A AND ABOVE)
7
BOARD ASSEMBLY, X DEFLECTION AMPLIFIER
[SERIAL NUMBER PREFIXES:
2403A-3OOlA)
7
BOARD ASSEMBLY, Y DEFLECTION AMPLIFIER
SERIAL NUMBER PREFIXES:
2403A-3061A)
2
BOARD ASSEMBLY,
f15V
REGULATOR (SERIAL
VUMBER
PREFIXES:
2403A-3OOlA)
0
30ARD ASSEMBLY, HIGH VOLTAGE POWER
HJPPLY
(SERIAL NUMBER PREFIXES:
3004A
AND
4BOVE)
2
30ARD ASSEMBLY,
+lOOV,
+5.2V REGULATOR
ISERIAL
NUMBER PREFIXES:
2403A-3OOlA)
3
30ARD ASSEMBLY,
+lOOV,
+5.2V REGULATOR
SERIAL NUMBER PREFIXES:
3004A
AND ABOVE)
0
30ARD ASSEMBLY, RECTIFIER (SERIAL NUMBER
‘REFIXES:
2403A-2813A)
ilA8
35662-60204 6
3OARD ASSEMBLY, RECTIFIER (SERIAL NUMBER
‘REFIXES:
2816A-3OOlA)
2
30ARD ASSEMBLY, RECTIFIER (SERIAL NUMBER
‘REFIXES:
3004A
AND ABOVE)
ilA9
35662-60056
6
LlAlO 35662-60050 0
LlAll
)96@0383
8
30ARD ASSEMBLY, BUS TRANSITION
30ARD ASSEMBLY, DISPLAY MOTHERBOARD
HGH VOLTAGE MULTIPLIER (SERIAL NUMBER
!403A
- 3001A)
L3Al
1566260014
63OARD
ASSEMBLY, TRIGGER (SERIAL NUMBER
‘REFIXES:
2403A-3001A)
4
9
-
%OARD
ASSEMBLY, TRIGGER (SERIAL NUMBER
‘REFIXES: 3004A AND ABOVE)
3OARD
ASSEMBLY, INTENSITY CONTROL (SERIAL
KJMBER
PREFIXES:
2403A-3001A)
Reference
Designato
AlAl
AlA
AlA
AlA
AlA
blA4
klA.5
41A6
41A6
41A7
ilA7
llA8
ilA8
L3Al
L3A2
HP Part
Number
85662-60001
85662-601OC
85662-60236
85662-60059
85662-60233
85662-60057
35662-60057
65662-60101
35662-60232
55662-60052
35662-60235
35662-60133
35662-60234
$5662-60244
$5662-60025
Mfr
Code
28480
28480
28480
28480
28480
28480
28480
18480
28480
18480
28480
18480
!8480
!8480
!8480
!8480
!8480
!8480
!8480
18480
18480
T
I
I
I
I
2
2
t
2
2
I
6
s
t
a
a
C
a
8
8
Number
856626000:
85662~6OlOt
85662~6023C
85662~6005!
556626023:
5062-7089
3566260055
35662-60055
3566260101
3566266232
556662~60052
$566260235
i5662-60133
b5662-60204
15662-60234
1566260056
1566260050
l96GO383
15662~60014
1566260244
;5662-60025
18 General Parts Listing

Referenct
HP Part
Designato Number
A3A2
856626024:
-
5
A3A3 8566260128
3
A3A4
856626012:
0
A3A5
8566260141
4
A3A6 85662-60146
5
A3A7 8566260125
2
A3A8 656626013C
7
A3A9
8566260151
2
43A9 8566260165 8
43AlO S566260015
7
14Al
3566260122
7
14A2
3566260132
9
14A2
3566260166
9
i4A3
3566260009
9
L4A3
$566260246
6
L4A4
$566260142
1
L4A4
1566260184
1
k4A4
1566260189
6
~4A5
1566260139
6
-
Table 4. IF-Display Section, Major Assemblies (continued)
-
CI
-
3Q
-
1
1
1
1
1
1
1
1
1
1
1
1
1
1
1
1
1
1
1
-
Description
BOARD ASSEMBLY, INTENSITY CONTROL (SERIAL
NUMBER PREFIXES:
3004A
AND ABOVE)
BOARD ASSEMBLY, LINE GENERATOR
BOARD ASSEMBLY, MEMORY
BOARD ASSEMBLY, DATA MANIPULATOR
BOARD ASSEMBLY, MAIN CONTROL
BOARD ASSEMBLY, INTERFACE
BOARD ASSEMBLY, ANALOG-DIGITAL CONVERTER
BOARD ASSEMBLY, TRACK AND HOLD (SERIAL
NUMBER PREFIXES: 2403A-2534A)
BOARD ASSEMBLY, TRACK AND HOLD (SERIAL
NUMBER PREFIXES: 2541A AND ABOVE)
BOARD ASSEMBLY, DIGITAL STORAGE
MOTHERBOARD
BOARD ASSEMBLY, VIDEO PROCESSOR
BOARD ASSEMBLY, LOG AMPLIFIER-DETECTOR
(SERIAL
NUMBER PREFIXES:
2403A-2517A)
BOARD ASSEMBLY, LOG AMPLIFIER-DETECTOR
[SERIAL NUMBER PREFIXES: 2534A AND ABOVE)
BOARD ASSEMBLY, LOG AMPLIFIER-FILTER
[SERIAL
NUMBER PREFIXES:
2403A-3OOlA)
30ARD ASSEMBLY, LOG AMPLIFIER-FILTER
SERIAL NUMBER PREFIXES: 3001A AND ABOVE)
30ARD ASSEMBLY, BANDWIDTH FILTER (SERIAL
‘IUMBER
PREFIXES:
2403A-2648A)
30ARD ASSEMBLY, BANDWIDTH FILTER (OPTION
162) (SERIAL NUMBER PREFIXES: 2542A AND
PBOVE)
30ARD ASSEMBLY, BANDWIDTH FILTER (SERIAL
‘IUMBER
PREFIXES: 2810A AND ABOVE)
30ARD ASSEMBLY, STEP GAIN
Mfl-
Code
28480
28480
28480
28480
28480
28480
28480
28480
28480
28480
18480
18480
18480
t8480
18480
!8480
!8480
!8480
18480
I
I
;
1
i
i
I
I
1
t
t
t
I
t
t
E
a
a
8
8
a
Mfr Part
Number
85662-6024!
85662~6012t
656626012:
35662-6014:
55662-6014t
55662-6012;
35662-601X
35662-60151
35662-60166
35662-60015
$566260122
$5662-60132
15662-60166
i5662-60009
1566260246
15662-60142
15662-60184
;5662-60189
8566260139
General Parts Listing
19

Table 4. IF-Display Section, Major Assemblies (continued)
HP Part
Number
85662-6017
85662-6001
-
CI
Description
2
8
-
7
0
BOARD ASSEMBLY, STEP GAIN (OPTION 067)
ASSEMBLY, DOWN/UP CONVERTER (INCLUDES
A4A6Al UP CONVERTER AND
A4A6A2
DOWN
CONVERTER)
85662-6017
7
2
-
4t
-
1
1
1
1
1
1
1
1
1
1
1
1
1
1
1
1
-
ASSEMBLY, OUTPUT DRIVER/INPUT BUFFER
(OPTION
067)(INCLUDES
A4A6Al INPUT BUFFER
AND A4A6A2 OUTPUT DRIVER)
44A6Al
65662~6OC0
6
6BOARD ASSEMBLY, UP CONVERTER (PART OF
A4A6
DOWN/UP CONVERTER)
A4A6Al
65662-6017:
1
6
BOARD ASSEMBLY, INPUT BUFFER (OPTION 067)
(PART OF A4A6 OUTPUT DRIVER/INPUT BUFFER)
S5662-60001
5
5
BOARD ASSEMBLY, DOWN CONVERTER (PART OF
A4A6
DOWN/UP CONVERTER)
35662-6017(
I
5
BOARD ASSEMBLY, OUTPUT DRIVER (OPTION 067)
(PART OF A4A6 OUTPUT DRIVER/INPUT BUFFER)
35662-6000~
35662-60174
4
9
BOARD ASSEMBLY, 3 MHz BANDWIDTH FILTER
BOARD ASSEMBLY, 3 MHz BANDWIDTH FILTER
(OPTION H96)
35662-6018f
i
3BOARD ASSEMBLY, 3 MHz BANDWIDTH FILTER
(OPTION 462)
i4A8
35662-60133
8
BOARD ASSEMBLY, ATTENUATOR-BANDWIDTH
FILTER (SERIAL NUMBER PREFIXES: 2403A-2648A)
35662-6018:
2
BOARD ASSEMBLY, ATTENUATOR-BANDWIDTH
?ILTER
(OPTION 462) (SERIAL NUMBER PREFIXES:
1542A
AND ABOVE)
$5662-6019C
9
30ARD ASSEMBLY, ATTENUATOR-BANDWIDTH
‘ILTER (SERIAL NUMBER PREFIXES: 2810A AND
4BOVE)
$5662-60147
6
30ARD ASSEMBLY, IF CONTROL (SERIAL NUMBER
?REFIXES:
2403A-2810A)
15662-60169 2
30ARD ASSEMBLY, IF CONTROL (OPTION 067)
:SERIAL
NUMBER PREFIXES:
2542A-2810A)
L4A9 15662-60173
8
30ARD ASSEMBLY, IF CONTROL (OPTION H96)
SERIAL NUMBER PREFIXES: 2517A-2810A)
-
Reference
Designato
A4A5
A4A6
A4A6
44A6A2
44A6A2
44A7
14A7
\4A7
14A8
L4A8
L4A9
L4A9
Mfr Mfr Part
Code
Number
2848f 85662-6017:
2848( 85662~6001)
2848C
85662-6017;
2848a
85662~6OW
28480 85662-60171
28480
85662~60005
28480
85662~6017C
28480 85662-60004
28480 65662-60174
28480 S5662-60186
28480 35662-60131
28480 35662-60185
28480 35662-60190
18480 35662-60147
28480
35662-60169
28480
35662-60173
20 General Parts Listing

Table 4. IF-Display Section, Major Assemblies (continued)
HP Part
Number
856626018;
-
ZD
Description
-
4
BOARD ASSEMBLY, IF CONTROL (OPTION 462)
(SERIAL NUMBER PREFMES: 2542A-2813A)
85662602OC
2
BOARD ASSEMBLY, IF CONTROL (OPTION 067)
(SERIAL NUMBER PREFIXES: 2813A-2816A)
8566260201
3
BOARD ASSEMBLY, IF CONTROL (OPTION H96)
(SERLAL
NUMBER PREFIXES:
2813A-2816A)
856626020:
4
BOARD ASSEMBLY, IF CONTROL (SERIAL NUMBER
PREFMES:
2813A-2816A)
3566260211
5
BOARD ASSEMBLY, IF CONTROL (OPTION 462)
(SERIAL NUMBER PREFIXES: 2813A-2816A)
8566260222
8
BOARD ASSEMBLY, IF CONTROL (SERIAL NUMBER
PREFIXES: 2848A AND ABOVE)
856626022:
9
-
at5
-
1
1
1
1
1
1
1
1
1
1
-
BOARD ASSEMBLY, IF CONTROL (OPTION 462)
(SERIAL NUMBER PREFIXES: 2848A AND ABOVE)
B5662-60224
0
BOARD ASSEMBLY, IF CONTROL (OPTION 067)
(SERIAL NUMBER PREFIXES: 2848A AND ABOVE)
5566260225
1
BOARD ASSEMBLY, IF CONTROL (OPTION H96)
(SERIAL NUMBER PREFIXES: 2848A AND ABOVE)
8566260145
8
-
BOARD ASSEMBLY, IF-VIDEO MOTHERBOARD
Reference
Designatol
A4A9
A4A9
44A9
A4A9
44A9
A4A9
A4A9
C14A9
A4A9
A4AlO
Mfr
Code
28480
28480
28480
28480
28480
28480
28480
28480
28480
28480
Mfr Part
Number
85662-60187
85662-6020(1
3566260201
85662-60202
8566260211
B5662-60222
B5662-60223
55662-60224
55662-60225
55662-60149
General Parts Listing 21

Table 5. IF-Display Section Cables
-
WJ
-
1
1
1
1
1
1
1
1
1
1
1
1
1
1
1
1
1
1
1
-
Description
CABLE ASSEMBLY,
AlAl
TO AlAlO (RIBBON
CABLE)
CABLE ASSEMBLY,
A3AlO
TO AlAlO (RIBBON
CABLE. PART OF A3 INTERCONNECT)
CABLE ASSEMBLY,
AlAlO
TO
A3AlO
(A3 POWER)
CABLE ASSEMBLY,
AlAlO
TO
A4AlO
CABLE ASSEMBLY,
AlAlO
TO
AlA
CABLE ASSEMBLY,
AlA
TO
AlVl
(X DEFLECTION)
(SERIAL NUMBER PREFIXES:
2403A-3091A)
CABLE ASSEMBLY,
AlA
TO
AlVl
(Y DEFLECTION)
(SERIAL NUMBER PREFIXES:
2403A-3OOlA)
CABLE ASSEMBLY,
59WIRE
RIBBON,
AlA
TO
AlAl/A3AlO/A4AlO
(INSTRUMENT BUS)
CABLE ASSEMBLY,
AlAl
TO
A3A10,
(RIBBON
CABLE)
CABLE ASSEMBLY, COAX 9,
A3A9
TO
A3A2
CABLE ASSEMBLY, COAX 1, A4Al TO REAR PANEL
J7 (RECORDER OUTPUTS: VIDEO)
CABLE ASSEMBLY, COAX 3, A4Al TO REAR PANEL
J7 (RECORDER OUTPUTS: SWEEP)
CABLE ASSEMBLY, COAX 2,
A4A2
TO REAR PANEL
Jll
(21.4 MHZ
IF
OUTPUT)
CABLE ASSEMBLY, COAX 0 REAR PANEL
Jl
TO
A3A8
(SWEEP IN)
CABLE ASSEMBLY, COAX 93, REAR PANEL Jl TO
A4Al (AUX SWEEP INPUT)
CABLE ASSEMBLY, COAX 6,
A4A2
TO REAR PANEL
Jl
(COUNTER OUTPUTS)
CABLE ASSEMBLY, COAX 97, REAR PANEL
Jl
TO
A4A8
(21.4MHZ
IF INPUT)
CABLE ASSEMBLY,
AlA
TO
AlVl
(CRT REAR
CONNECTOR) (SERIAL NUMBER PREFIXES:
2403A-3901A)
CABLE ASSEMBLY,
AlA3/AlA2
TO
AlVl
(CRT REAR
CABLE HARNESS) (SERIAL NUMBER PREFIXES:
3904A
AND ABOVE)
Referenct
Designato
WI
HP Part
Number
85662-6006t
-
CT
-
0
w2
85662-60062
0
w3
85662-6006:
4
w4
85662-6006:
5
w5
85662-6007:
7
W6
85662-60064
6
w7
85662-60064
6
W8
812@2607
1
w9
85662-60066
8
Wll
85662-60042
1
w13
85662-60103
4
w14
B5662-60102
3
iv15
55662-60104 5
kV16
55662-60032
8
bV17
55662-60033
9
ii’18
55662-60031
7
N19
iv21
N21
35662-60030
6
35662-60070
35662-60237
4
5
-
Mfr
Code
2848t
Mfr Part
Number
85662-60061
2848( 85662~6006I
2848( 85662-6006:
2848( 85662-6006:
2848( 85662-6007:
2848C
85662-m
2848C 85662-6006r
2848C
8120-2607
2848C
85662-m
28480
85662-6004:
28480
85662-6010:
28480 85662-6010;
28480
8566260104
28480
85662-60032
18480
85662-m
18480
135662-60031
18480
65662~60030
18480
85662-60070
!8480 55662-60237
22 General Parts Listing

Table 5. IF-Display Section Cables (continued)
Reference HP Part
Designator Number
W23
856626002
W24
856626003
W25
856626003
W26
856626003'
W27
8566260031
W28
856626003,
w29
856626003,
w30
856626009:
w31
8566260221
W32
856626004.
W33
8566260111
w34
856626011!
w35
8566260121
W36
856626012'
w37
8566@6011'
W38
8566@6011'
9
9
7
8
6
4
5
3
D
4
B
9
D
1
7
7
-
CD
-
3
5
3
4
2
0
1
1
2
2
1
2
5
6
0
0
-
-
%Y
-
1
Description
Mfi
Mfr Part
Code
Number
CABLE ASSEMBLY, COAX 1,
A3AlO
TO AlAlO (X
DEFLECTION)
2848C 85662-6002s
1
CABLE ASSEMBLY COAX 1,
A3AlO
TO
AlAlO
(Y
DEFLECTION)
28480 85662-60038
1
CABLE ASSEMBLY, COAX 84, AlAlO TO REAR
PANEL
J9
(RECORDER OUTPUTS:
PENLIFT)
28480
85662-60037
1
CABLE ASSEMBLY COAX 85 AlAlO TO REAR PANEL
Jlo (EXT TRIGGER INPUT)
28480
85662-60038
1
CABLE ASSEMBLY COAX 82, AlAlO TO REAR PANEL
J5 (DISPLAY OUTPUT Z)
28480 85662-60036
1
CABLE ASSEMBLY, COAX 83, AlAlO TO REAR
PANEL
53
(DISPLAY OUTPUT X)
28480 85662-60034
1
CABLE ASSEMBLY, COAX 81, AlAlO TO REAR
PANEL J4 (DISPLAY OUTPUT Y)
28480
65662-60035
1
CABLE ASSEMBLY, IF-DISPLAY SECTION TO RF
SECTION (COAX INTERCONNECT)
85662-60093
1
CABLE ASSEMBLY, IF-DISPLAY SECTION TO RF
SECTION (50 PIN INSTRUMENT BUS
-
INTERCONNECT)
28480
6566240220
1
1
CABLE ASSEMBLY, COAX 86, AlAlO TO REAR
PANEL J6 (DISPLAY OUTPUT BLANK)
CABLE ASSEMBLY, COAX 89
A4A6
TO REAR PANEL
513
(IF INP)
18480
B5662-60044
18480 85662-60118
1
CABLE ASSEMBLY, COAX 87,
A4A6
TO REAR PANEL
J12 (IF OUT)
18480
B5662-60119
1
CABLE ASSEMBLY, COAX 7, A4Al TO REAR PANEL
514
(VIDEO OUT)
18480
55662-60120
1
CABLE ASSEMBLY, COAX 96,
A3A9
TO REAR PANEL
J15 (VIDEO INP)
18480 B5662-60121
8
CABLE ASSEMBLY, COAX 8, IF OUT TO IF
INP
18480 B5660-60117
8
-
CABLE ASSEMBLY, COAX 8, VIDEO OUT TO VIDEO
18480 B5660-60117
General Parts Listing 23

Table 6. RF Section Miscellaneous Parts
AlVlMPl
4320-0311
0
AlVlMPP
0905-0573
2
41VlMP3
01332-6600 8
4lVlMP4
01701-6600
5
41VlMP5
5500-2163
7
31
3160-0298
1
1
,
1
I
I
(
(:
C
F
T
I
I
J
31
:1
:2
:3
71
‘1
?Ll
?LlTBl
I1
Reference
Designato
AlTl
AlVl
HP Part
Number
-
Cl
9100-4009
85662-6024
-
0
7
AlVl
2090-0225 4
35662-6021s
3
1160-4065
5
1160-2636
2
1160-2636
2
!110-0007
4
L11wx06
3
D960-0448
6
1251-7498
8
-
-
Qt!
-
1
1
Description
TRANSFORMER
1
1
1
1
1
5
1
1
1
1
1
1
1
1
1
-
CRT
-
P31 PHOSPER COATING (SERIAL NUMBER
PREFIXES:
2403A-3001A)
CRT (SERIAL NUMBER PREFIXES 3004A AND
ABOVE)
CRT SHOCK MOUNT
CRT REAR GASKET
TRACE ALIGN COIL
ORTHO COIL
THIN-FILM CLEANER FOR CLEANING EM1 CRT
SHIELD
FAN-SKL 72-CFM 115V 50/60/40&HZ l.CTHK
(OPTION 400 ONLY)
FAN-SKL 115V SO/So-HZ 1
ZAPACITOR-FXD .lUF
f20%
25OVAC (RMS)
ZAPACITOR-FXD 470PF
f20%
3KVDC CER
ZAPACITOR-FXD 470PF k20% 3KVDC CER
‘USE
1A
250V SLO-BLO 1.25X.25 ULIEC
r’USE
2A 250V SLO-BLO 1.25X.25 UL
LINE MODULE FILTER
LINE MODULE FILTER TERMINAL BOARD
-
NOT
SEPARATELY REPLACEABLE, PART OF FL1
CONNECTOR, S-PIN F D SERIES
Mfr
Code
2848t
2848(
e
I
I
9100-4009
85a2-6024
2848(
1
2090-0225
2848C
1
1
4320-0311
2848C
1
(
3905-0573
2848C
1
(
X332-6600
2848(1
I
(
11701-6600
28480
I
t
3500-2163
18480 5160-0298
18480
t8480
!8480
!8480
18480
2848C
,
T
.
.!
C
a
a
2
I
:
I
1
15662-6021!
1160-4065
1160-2636
1160-2636
IlO-0007
211&0006
I960
0448
28480
Mfr Part
Number
I
L
1251-7498
24 General Parts Listing

Table 6. RF Section Miscellaneous Parts (continued)
Reference HP Part CD Qty Description Mfr Mfr
Pari
Designator Number Code Number
J2
PART OF
AlASSEE
AlA9J2
J3
PART OF W28 (DISPLAY OUTPUT X)
54
PART OF W29 (DISPLAY OUTPUT Y)
35
PART OF W27 (DISPLAY OUTPUT Z)
J6
PART OF W32 (DISPLAY OUTPUT BLANK)
J7
PART OF W14 (RECORDER OUTPUTS: SWEEP)
58
PART OF W13 (RECORDER OUTPUTS: VIDEO)
J9
PART OF W25 (RECORDER OUTPUTS:
PENLIFT)
JlO
PART OF W26 (EXT TRIGGER INPUT)
Jll PART OF W15 (21.4 MHZ IF OUTPUT)
512
PART OF W34 (IF OUT)
513
PART OF W33 (IF INP)
J14
PART OF W35 (VIDEO OUT)
515
PART OF W36 (VIDEO INP)
General Parts Listing 25

\,
’
&I5
oooorj
. .
u”
.
cjti
boon&
c
hIi
0 00
bti
0
otili
oo&
PLACES)
NOTE: FOR IF/RF SECTION INTERCONNECT CABLES
(W3O,W31),
SEE TABLE 4.
Figure 1. IF-Display Section Parts Identification, Front and Back View (1 of 2)
26 General Parts Listing

Item HP Part CD Description Mfr Mfr Part
Number Code Number
1
85662-06097
9
FRONT DRESS PANEL, STANDARD
28480
856620009
85662-00098
0
FRONT DRESS PANEL, OPTION H96
28480
856620009
85662-00099
1
FRONT DRESS PANEL, OPTION 067
28480
856620009
85662-66169
5
FRONT DRESS PANEL, OPTION 462
28480
856620010
2
0370-1005
2
KNOB, BASE POINTER
28480 0370-1005
3
5021-8403
4
FRONT FRAME *
28480
5021-8403
5020-8803
2
FRONT FRAME **
28480
5020-8803
1
85662-20222 4
MAINFRAME BEZEL
28480
856622022
5
7100-0114
8
TRANSFORMER COVER
28480
7100-0114
3
5021-8539 7
LOWER LEFT LOCK FOOT
28480 5021-8539
7
5021-8537
5
LOWER RIGHT LOCK FOOT
28480
5021-8537
3
5041-8821
2
UPPER FOOT, LEFT/RIGHT
28480 5041-8821
3
86701-00007
7
GUARD FAN
28480
86701-0000
LO
05X-1245
6
COVER SCREW, MTG
632.46&E+LG
*
28480 0515-1245
057@1171
7
COVER SCREW, M3.5 X 0.6 X12 **
28486 0570-1171
11
051~0643
4
RETAINER RING FOR SCREW (10) *
28480
0510-0043
051&1253 0
RETAINER RING FOR SCREW (10) **
28480
0510-1253
12
2360-0219 9
SCREW, 632,1.375-IN-LG PAN HD
28480
2366-0219
13
2190-0018
5
LOCK WASHER
28480
2199-0018
14
2200-0109 8
SCREW,
4-40,438IN-LG
PAN HD
28480
2200-0109
15
2510-0137
9
SCREW, 8-32,2.75-IN-LG PAN HD
28480
2510-0137
16
85662-20093
7
REAR PANEL, LEFT
28480
856622009:
17
85662-00071 9
REAR PANEL, RIGHT
28480
85662-0007
18
86701-20002 8
COWLING, FAN (2) (BENEATH FAN)(OPT
400) 28480
86701-2000
19
05X-1232
5
SCREW, METRIC 3.5 X 8, PAN HD
*28480
0515-1232
23660119
8
SCREW, 632,
.43&IN-LG
PAN HD **
28480
2360-0119
0
0515-1244
9
SCREW, METRIC 3.5 X 12, PAN HD
*28460
0515-1244
236@0121
2
SCREW, 632, .50&I%LG PAN HD
**
28480 2360-0121
~lT1
REFER TO TABLE 6 OF THIS TAB
YLl
REFER TO TABLE 6
Q
REFER TO TABLE 6
‘l-J15
REFER TO TABLE 6
Y30
REFER TO TABLE 5
Y31
REFER TO TABLE 5
*
Serial
Numbers:
2517AO9288
and Above
* Serial Numbers:
2403AO6183
to
2403AO9287
i
3
1
1
1
I
2
P
F
F
J
\
\
*
Figure 1. IF-Display Section Parts Identification, Front and Back View (2 of 2)
General Parts Listing 27

000000000000000
0~00000.00..000
000000100000~00
Figure 2. IF-Display Section Parts Identification (1 of 2)
28 General Parts Listing

Item HP Part CD Description
Number
1
5062-3812
5
PERFORATED SIDE COVER *
5060-9912 4
PERFORATED SIDE COVER
**
2
5062-3837
4
PERFORATED SIDE COVER *
5060-9937
3
PERFORATED
SIDE
COVER
**
35062-3735
1
18 INCH COVER *
5060-9835
0
18 INCH COVER **
4
5062-3704
4
18 INCH STRAP HANDLE ASSEMBLY
5
5041-8820
1
REAR STRAP HANDLE COVER
*
5040-7220
1
REAR STRAP HANDLE COVER
**
6
5041-8819
8
FRONT STRAP HANDLE COVER *
5040-7219
8
FRONT STRAP HANDLE COVER
**
?
5040-5401 6
CRT BEZEL
3
5021-8403
2
FRONT FRAME
*
5020-8803
6
FRONT FRAME **
3
5041-8802 9
TRIM STRIP
LO
5041-8821
2
REAR FOOT
11
5021-8539 7
LEFT LOCK FOOT
12
5021-8537
5
RIGHT LOCK FOOT
13
0515-1132 4
SCREW, M5 X 10 FLAT HD *
2660-0172
1
SCREW, lo-32.375-IN-LG FLAT HD **
14
0515-0696
5
SCREW, M4 X 10 FLAT HD *
2510-0195 9
SCREW, 6-32
.375
IN-LG FLAT HD **
*
Serial Numbers:
2517AO9288
to 3001A18536
I*
Serial Numbers:
2403AO6183
to
2403AO9287
Mfr Mfr Par
Code Number
28480
50623812
28480 506@9912
28480
50623837
28480
5060-9937
28480 50623735
28480 506@9835
28480
50623704
28480
5041-8820
28480
5040-7220
28480 5041-8819
28480 5040-7219
28480 5040-5401
28480 5021-8403
28480 5020-8803
28480
5041-8802
28480 5041-8821
28480 5021-8539
28480
5021-8537
28480 051b1132
28480 2680-0172
28480 0515-0896
28480
251@0195
Figure 2. IF-Display Section Parts Identification (2 of 2)
General Parts Listing 29

(3 PLACES)
(2 PLACES)
(2 PL
(2
(2
(3 PLACES)
Figure 3. IF-Display Section Parts Identification, Top View
(Serial Number Prefixes: 2403A to 3001A) (1 of 3)
4 PLACES)
BENEATH
COVER)
30 General Parts Listing

1
!
3
1
I
1
1
I
3
2
2
2
*
Iten
s
3
LO
11
12
13
14
15
.6
.7
.8
.9
!O
!l
12
HP Part
Number
856622004:
856622004(
856622003:
856622015:
856622014Z
85662-200X
8566220034
8566220161
85662200%
856620007:
8566200036
856620004S
8566200052
8566200035
6566220164
8566220030
5021-5837
5020-8882
5021-8403
5020-8803
3566220222
5040-5401
1041-8802
1133266602
35662-00076
$566200077
iO40-8061
1566200037
1566200038
CE
Description
-
5
4
9
0
3
1
6
0
0
3
6
1
6
5
3
2
2
1
4
6
4
6
9
3
4
5
0
7
8
-
COVER,
A4Al
ASSEMBLY
COVER, A4A2 ASSEMBLY
COVER, A4A3 ASSEMBLY
COVER,
A4A4
ASSEMBLY
COVER, A4A5 ASSEMBLY
COVER, A4A6 ASSEMBLY
COVER,
A4A7
ASSEMBLY, STANDARD
COVER, A4A7, BLANK, OPTION 067
COVER,
A4A8
ASSEMBLY
COVER, DIGITAL STORAGE
COVER, HV SUPPLY
SHROUD, AIRDUCT (VOLTAGE REGULATOR
COVER)
COVER, SIDE, HV
HV SUPPLY HOUSING
REAR FRAME *
REAR FRAME **
CORNER STRUT, 18 INCH
*
CORNER STRUT, 18 INCH
**
FRONT FRAME
*
‘RONT FRAME **
MAINFRAME BEZEL
:RT
BEZEL
TOP TRIM
‘RONT
CRT SHIELD
tEAR
CRT SHIELD
XT
SHIELD CLAMP
XT
SHIELD SUPPORT (BENEATH 21)
iMPLIFTER
SHIELD
iMPLlFIER SHIELD DIVIDERS (ATTACHED TO 22)
Mfr
Code
e
1
2848(
I
2848(
1
2848(
I
2848(
1
2848C
1
2848C
1
2848C
1
2848C
1
2848C
1
2848C
)
2848C
I
2848C
1
2848C
I
28480
I
28480
I
28480
,
28480
,
18480
,
18480
18480
18480
!8480
!8480
!8480
I
!8480
1
!8480
1
!8480
I
!8480
2
!8480
t
Mfr Part
Number
85662-20041
85662-2004
0
85662-2003
7
85662-2015:
3
85662-20141
s
85662-2003!
3
85662-2003.
1
85662-2016:
1
85662-20031
3
85662-0007!
5
85662-00036
3
85662-0004!
3
85662-0005:
85662-0003:
85662-2016s
85662-2003C
5021-5837
5020-8882
5021-6403
5020-8803
55662-20222
5040-5401
5041-8802
31332-60602
35662-00076
35662-00077
5046-8061
35662-00037
35662-00038
* Serial Numbers:
2517AO9288
and Above
* Serial Numbers: 2403A06183 to 2403A09287
Figure 3. IF-Display Section Parts Identification, Top View
(Serial Number Prefixes: 2403A to 3001A) (2 of 3)
General Parts Listing 31
This page intentionally left blank.
32 General Parts Listing

Item HP Part CD Description Mfr Mfr Part
Number Code Number
23
85662-20092
6
IF HOUSING CASTING
28480
856622009
24
85662-00046
8
PC BOARD BRACKET
28480
85662-0004
25
85662-60099
7
DIGITAL STORAGE SHIELD ASSEMBLY (BENEATH
28480
856626009
COVER (9))
26
8566200041
3
BRACKET, DUAL CAPACITOR
28480
856620004
8566200062
8
BRACKET, TRI-CAPACITOR (OPTION 400)
28480
856620006
27
50623989
7
FRONT HANDLES
*
28480 5062-3989
5060-9899
6
FRONT HANDLES **
28480
5060-9899
28
85662-00040
2
CAPACITOR BRACKET
28480
856620004l
29
8670100007
1
GUARD, FAN
28480
86701-0000'
30
2360-0117
6
SCREW, 632,
.375-IN-LG
PAN HD
28480
2360-0117
31
30501260
6
WASHER, FLAT
.147-H)
6
28480
305@1260
$2
NOT USED
I3
1400-1276
5
CABLE CLAMP,
.312-D&.375
WIDE
28480
1400-1276
14
0515-1331
5
SCREW, M4 X 6 FLAT HD *
28480
0515-1331
2510-0192
6
SCREW, 8-32.25 IN-LG 100 DEG FLAT HD **
28480
2510-0192
15
05X-1331
5
SCREW, M4 X 6 FLAT HD *
28480
0515-1331
2510-0195 9
SCREW, 8-32.375 IN-LG 100 DEG FLAT HD
**
28480 2510-0195
16
23660115
4
SCREW, 632,
.312-IN-LG
PAN HD
28480 2360-0115
i7
85662-20042
6
GUIDE, HV, NYLON
28480 8566220042
'8
3050-0105
6
WASHER-FLAT MTLC NO.4 .125-IN-ID
28480
305@0105
'9
236@0113
2
SCREW, 632,
.25-IN-LG
PAN HD
28480
2360-0113
0
2360-0344
1
SCREW,
632,2.37-IN-LG
PAN HD
28480
2360-0344
1
2200-0109
8
SCREW, 4-40,
.438-IN-LG 28480
22OCLO109
2
2200-0103
2
SCREW, 440,
.25-IN-LG
PAN HD
28480
2200-0103
3
2360-0113
2
SCREW, 632,
.25-IN-LG
PAN HD
28480
2360-0113
4
3050-1260
6
WASHER, FLAT,
.147-ID6
28480
3050-1260
,lTl
REFER TO TABLE 6 OF THIS TAB
‘Ll
REFER TO TABLE 6 OF THIS TAB
* Serial Numbers:
2517AO9288
and Above
'*
SerialNumbers:
2403AO6183to
2403AO9287
Figure 3. IF-Display Section Parts Identification, Top View
(Serial Number Prefixes: 2403A to 3001A) (3 of 3)
General Parts Listing 33

(3 PLACES)
(2 PL
(2
(2
PLAC
-ACES
PLAC
(3 PLACES)
Item HP Part CD Description
Number
1
8566220041
5
COVER,
A4Al
ASSEMBLY
2
85662201040 4 COVER, A4A2 ASSEMBLY
3
8566220037
9COVER, A4A3 ASSEMBLY
4
8566220153
0COVER, A4A4 ASSEMBLY
5
8566220148
3COVER, A4A5 ASSEMBLY
6
8566220039
1
COVER,
A4A6
ASSEMBLY
7
8566220034
6COVER,
A4A7
ASSEMBLY, STANDARD
8566220161
0
COVER,
A4A7, BLANK, OPTION 067
Mfr
Code
28480
28480
28480
28480
28480
28480
28480
28480
4 PLACES)
:
BENEATH
COVER)
85662-20034
Figure 4. IF-Display Section Parts Identification, Top View
(Serial Number Prefixes: 3004A and Above) (1 of 2)
34 General Parts Listing

1
2
2
2
2
3
3
3
3
3
3
3
3
3
3
A
F
Item HP Part CD Description Mfr Mfr Part
Number Code Number
s
85662-29038 0COVER,
A4A8
ASSEMBLY
28480 856622003;
3
85662-00075 3
COVER, DIGITAL STORAGE
28480 856620007<
LO
85662-00036 6
COVER, HV SUPPLY
28480 85662-OOOB
11
85662-60108 3SHROUD, AIRDUCT (VOLTAGE REGULATOR
28480 856620010;
COVER)
12
85662-00052 6
COVER, SIDE, HV
28480
85662-0005:
85662-00104
9
HV SUPPLY HOUSING
28480
85662-0010,
13
85662-20164 3
REAR FRAME
28480 856622016.
14
5021-5837
2
CORNER STRUT, 18 INCH
28480 5021-5837
15
5021-8403 4
FRONT FRAME
28480 5021-8403
16
85662-20222 4
MAINFRAME BEZEL
28480
856622022:
17
5040-5401
6
CRT BEZEL
28480
504Cb5401
L8
5041-8802
9
TOP TRIM
28480 5041-8802
19
01332-60602 3
FRONT CRT SHIELD
28480
013326060:
10
85662-00103 8
REAR CRT SHIELD
28480
856620010:
!l
85662-09196
1
CRT SHIELD CLAMP
-
LOWER
28480
85662001Ot
85662-00107
2
CRT SHIELD CLAMP
-
UPPER
28480
856620010~
!2
85662-00037 7
AMPLIFIER SHIELD
28480
856620003;
!3
85662-20092
6
IF HOUSING CASTING
28480
856622009:
!4
85662-00046 8
PC BOARD BRACKET
28480
8566XKJO46
!5
85662-60099 7
DIGITAL STORAGE SHIELD ASSEMBLY (BENEATH
28480
856626009E
COVER (9))
16
85662-00041 3
BRACKET, DUAL CAPACITOR
28480
85662-00041
85662-00062 8
BRACKET, TRI-CAPACITOR (OPTION 400)
28480
85662-00062
17
5062 3989 7
FRONT HANDLES
28480 5062-3989
18
85662-00040
2
CAPACITOR BRACKET
28480
856620004C
19
50020624
5
GUARD, FAN
28480 5002-0624
:0
2360-0117 6
SCREW, 632,
.375-IN-LG
PAN HD
28480 2360-0117
81
3059-1260
6
WASHER, FLAT 147-ID 6
28480 3050-1260
,2
3050-0227 3
WASHER-FLAT
.149lD
6
28480 3050-0227
3 1400-1276
5
CABLE CLAMP,
.312-DLA,
.375
WIDE
28480 1400-1276
4
05X-2086
9
SCREW, M4 X 7 FLAT HD
28480 0515-2086
5
2200-0109
8
SCREW, 440, .436IN-LG PAN HD
28480 2200-0109
6 2360-0103
2
SCREW, 440,
.25-IN-LG
PAN HD
28480 2360-0103
7
85662-20042 6
GUIDE, HV, NYLON
28480
8566220042
8 3050-0105 6
WASHER-FLAT MTLC NO 4.125-IN-ID
28480 3050-0105
9 2360-0113
2
SCREW, 632,
.25-IN
LG PAN HD
28480 2360-0113
JTl
REFER TO TABLE 6 OF THIS TAB
‘Ll
REFER TO TABLE 6 OF THIS TAB
Figure 4. IF-Display Section Parts Identification, Top View
(Serial Number Prefixes: 3004A and Above) (2 of 2)
General Parts Listing 35

(2
(2
Iten
PLACES)
rLAC;ts)
(WJ-
^.
.
em-\
PLACtS)
w
/
HP Part
Number
856622016~
0515-1331
5021-5837
2190-0011
2680-0129
2360-0113
1400-1218
2360-0117
w
AIVI
(6
P\i/ACES)
(2 P&ES)
W8
wzb
$27
Description
REAR FRAME
SCREW, M4 X 6 FLAT HD
STRUT, CORNER, 18 INCH
WASHER, LOCK
SCREW, 10-32,
.312-IN-LG
PAN HD
SCREW, 632, .25-IN-LG PAN HD
CABLE CLAMP
SCREW, 632,
.375-IN-LG
PAN HD
‘LACES)
Mfr Mfr Part
Code Number
28480
85662-20164
28480 0515-1331
28480 5021-5837
28480 2190-0011
28480
2680-0129
28480 2360-0113
28480 1400-1218
28480 2360-0117
Figure 5. IF-Display Section Parts Identification, Bottom View (1 of 2)
36 General Parts Listing

CI
-
3
WASHER, FLAT .149ID 6
NOT USED
Item
HP Part
Number
9
3050-0227
10
11
8566200071
12
2200-0103
13
0515-1331
25190192
L4
5021-8403
5020-8803
15
656622006.
16
5040-5401
17
D520-0164
18
3515-0890
2360-0118
19
2200-0109
10
356622016:
3566220031
!l
1360-0121
!2
35662-0005:
!3
1680-0099
!4
1360-0116
!5
113326060;
ilT1
LlVl
L3A10
L4Ala
V8
V23
V24
V25
V26
V27
V28
v29
* Serial Numbers:
2517AO9288
and Above
4
2
5
6
4
6
2
6
1
9
7
8
2
3
2
7
1
5
3
SHIELD, CRT, REAR
SCREW, 440,
.25-IN-LG
PAN HD
SCREW, M4 X 6 FLAT HD *
SCREW, 8-32.15 IN-LG 100 DEG FLAT HD **
FRONT FRAME *
FRONT FRAME **
MAINFRAME BEZEL
CRT BEZEL
SCREW, 2-56,
.250-IN-LG
FLAT HD
SCREW, M3 X 6 FLAT HD
*
SCREW, 632.375 IN-LG 82 DEG FLAT HD
**
SCREW, 440,
.43&B%LG
PAN HD
SUPPORT, CENTER MEMBER *
SUPPORT, CENTER MEMBER **
SCREW, 632,
.590-IN-LG
PAN HD
STRAP, GROUNDING
SCREW, 632,
.375-IN-LG
PAN HD
SCREW, 632,
.312-IN-LG
82 DEG FH
SHIELD, CRT, FRONT
REFER TO TABLE 6 OF THIS TAB
REFER TO TABLE 6
REFER TO
A3AlO
TAB
REFER TO
A4AlO
TAB
REFER TO TABLE 5 OF THIS TAB
REFER TO TABLE 5
REFER TO TABLE 5
REFER TO TABLE 5
REFER TO TABLE 5
REFER TO TABLE 5
SEFER
TO TABLE 5
!lEFER
TO TABLE 5
-
Description
Mfr
Cod
28481
Mfr Pari
Number
3050-0227
28481
85662-0007
28481
2200-0103
2848t
0515-1331
28481
2510-0192
28481
5021-8403
2848t
5020-8803
2848(
85662-2006
2848( 5040-5401
2848(
0520-0164
2848(
D515-0890
2848( 2360-0118
2848( 2200-0109
2848( 95662-2016:
2848C
S5662-2003:
2848C
2360-0121
2848C
35662-0005:
2848C
26804099
2848C
2360-0116
2848C
11332-6060:
* Serial Numbers: 2403A06183 to 2403A09287
Figure 5. IF-Display Section Parts Identification, Bottom View (2 of 2)
General Parts Listing 37

(8
PLACES)
AlAlR8
0,
24
AlAlR2
\
AlAlRl
-
--
Figure 6. IF-Display Section Parts Identification, Front Panel View
(1 of 2)
lR12
36 General Parts Listing

Item
1
2
3
4
5
6
7
8
9
10
11
12
13
14
15
16
17
18
19
20
21
22
23
24
25
26
27
28
AlAl
AlAlRl
AlAlR2
AlAlR3
AlAlR6
AlAlR12
Wl
w9
HP Part
Number
5041-0690
50410688
5041-0807
5041-0689
5041-0732
5041-0693
50410696
5041-0700
5041-0701
5041-0703
5041-0702
5041-0705
5041-0704
5041-0310
5041-0699
5041-0733
5041-0697
5041-0694
5041-0916
50410691
5041-0806
5041-0285
85662~0003
22000165
504&5401
9135-0052
95662-00030
2200-0109
CD
I
Description
7
KEY(m)
3
KEY
&LEAR-WRITE)
8
KEY
(BLANK_)
4
KEY(m)
8
KEY(mj
0
KEY(OFF
3KEY
L-1
0
KEY(m)
1
KEY(m)
3
KEY0
2
KEY
(m-
5
KEY[m)
4
KEY[EXT
8 KEY LINEAR
[
6
KEY
[m)
9 KEY
(ENTER
dB/DIV)
4
KEY(n)
1
KEY=
0
KEY
LB-DL-B)
3
KEY
Cm)
7
KEY
[CLEARWRITE)
6 KEY RECORDER
(e)
0
PANEL, SUB FRONT
6
SCREW,
440.250IN-LG
FLAT HD
6
BEZEL FRONT
8RF1
SHIELD:GLASS
0 PANEL, SUB FRONT
8
SCREW, 440,
.438
IN-LG
PAN-HD
REFER TO
AlAl
TAB
REFER TO
AlAl
TAB
REFER TO
AlAl
TAB
REFER TO
AlAl
TAB
REFER TO
AlAl
TAB
REFER TO
AlAl
TAB
REFER TO TABLE 5 OF THIS TAB
REFER TO TABLE 5 OF THIS TAB
Mfr Mfr Part
Code Number
28480 50410690
28480 50410688
28480 5041-0807
28480 50410689
28480 5041-0732
28480 50410693
28480 50410696
28480 5041-0700
28480 5041-0701
28480 5041-0703
28480 5041-0702
28480 5041-0705
28480 5041-0704
28480 50410310
28480 50410699
28480 5041-0733
28480 50410697
28480 50410694
28480 50410916
28480 5041-0691
28480 50410806
28480 5041-0285
28480
856620003f
28480 22000165
28480 5040-5401
28480 91350052
28480 8566200030
28480 22000109
Figure 6. IF-Display Section Parts Identification, Front Panel View (2 of 2)
General Parts Listing 39

Major Assembly and Component Locations
The major assemblies and components of the IF-Display section are identified in this chapter.
Figure 1 and Figure 2 show the front and bottom views of the IF-Display section, respectively.
Figure 3 shows the top view of the IF-Display section for instruments with serial number
prefixes from 2403A through 3001A. Figure 4 shows the top view of the IF-Display section for
instruments with serial number
prefixes
of 3004A and above.
AlVl
Wi
AiAl
‘Ii2
Figure 1. Major Assembly and Component Locations, Front View
Major Assembly and Component Locations
1

I
I
A4AlO
A3AlO
W8 W24 W23 W25 W26 W27
,AlAlO
,
W28
.AlVl
Figure 2. Major Assembly and Component Locations, Bottom View
2Major Assembly and Component Locations

AlAlOCl
h’lhll-!r-A
\
AIAG
A1A7
AIAR
AlAQ
FI
1 Al”
AlAlOC2
\
AlAlOC3
\
AlA5,
W7-
AlA4-
AlAl
1
-
W6
-
w21’
AlA2’
AlVl
’
Q
A3A2
r
I
Al,%,
‘II
r\JM’
AlA
/
A4A7
~hl%
cl
f-d-o 0
AAAA
Mu-,
CJ
-
rlTT\T
-
A.4
*7
I
z
-
HLCnJ
lL!!LlJ
-
8
@
A4A2
A4Al
A3A9
A3A8
A3A7
Figure 3. Major Assembly and Component Locations,
Top View (Serial Number Prefixes: 2403A to 3001A)
Major Assembly and Component Locations
3

AlAlOCl
AlAlOC4
\
AlA
AlA
AlA
AlA
FL1
AlT2
AlAlOC2
AlAlOC3
AlA
AlAl
1
AlVl
AlA
A4A9
A4A8
A4A7
1A6
A4A5
A4A4
e
(B
’
II
A4A3
A4A2
/
A3A9
A3A8
A3A7
A3A6
A3A5
A3A4
A3A3
A3A2
‘A3Al
Figure 4. Major Assembly and Component Locations,
Top View (Serial Number Prefixes: 3004A and Above)
4
Major Assembly and Component Locations

HEWLETT
PACKARD
HP Part No. 85662-90085
Printed in USA