DP8459 Window Strobe Function AN 0578
User Manual: AN-0578
Open the PDF directly: View PDF .
Page Count: 10

TL/F/10251
DP8459 Window Strobe Function AN-578
National Semiconductor
Application Note 578
Kern Wong
February 1989
DP8459 Window
Strobe Function
INTRODUCTION
This note explains in detail the Strobe Function incorporat-
ed on the DP8459 ALL-Code Data Synchronizer. It is rec-
ommended that the reader reviews the data sheet prior to
reading this note. The Strobe Function within the DP8459
chip is considerably more intricate and versatile than any
existing Strobe Function on commercially available data
synchronizers, thus, this application note is intended to
point out the significance of this device feature and to con-
vey important information on the proper use of it. It is also
the intent of this writing to offer an explanation on the con-
cept of Strobing and associated terminology for customers
who may not be familiar with the subject. Further, the ease
with which the Strobe Function can be employed to optimize
system performance and to realize cost effective manufac-
turing of products is discussed.
DESCRIPTION
The Strobe Function implemented in the DP8459 chip pro-
vides a powerful and convenient means for the synchroniza-
tion window to be shifted either Early or Late with respect to
its nominal position. By definition the Strobe step, tSis the
digitally programmable time displacement of the (DP8459)
synchronization window from its nominal position and is ex-
pressed as:
tSeMc(1.8% ctVCO)
where ‘‘M’’ is the value of the Strobe control word, having a
range from b15 to a15. The fine resolution of the individu-
al strobe step (LSB) in conjunction with the thirty-one steps
of movement provided by the DP8459 is unprecedented
among commercially available devices, which have at most
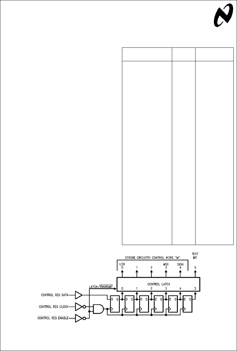
a few fixed strobe positions if any at all. The strobe control
word, ‘‘M’’, is set by five of the six binary bits within the
Control Register as shown in
Figure 1
. Bit Ý4 is the sign bit
which determines Early or Late strobe movement. The last
bit (Ý5) in the control word is the test bit, which when set to
high is used for factory testing. This bit is always the first bit
serially loaded into the shift register. The following truth ta-
ble (refers to Table I) maps ‘‘tS’’ to the corresponding
Strobe word representations.
TABLE I. Window Strobe Truth Table
Strobe Bit Strobe Window Strobe
43210Word M tS(Typical)
01111 b
15 b0.270 cuVCO
01110 b
14 b0.252 cuVCO
01101 b
13 b0.234 cuVCO
01100 b
12 b0.216 cuVCO
01011 b
11 b0.198 cuVCO
01010 b
10 b0.180 cuVCO
01001 b
9b
0.162 cuVCO
01000 b
8b
0.144 cuVCO
00111 b
7b
0.126 cuVCO
00110 b
6b
0.108 cuVCO
00101 b
5b
0.090 cuVCO
00100 b
4b
0.072 cuVCO
00011 b
3b
0.054 cuVCO
00010 b
2b
0.036 cuVCO
00001 b
1b
0.018 cuVCO
00000 0 0
10000 0 0
10001 1 0.018 cuVCO
10010 2 0.036 cuVCO
10011 3 0.054 cuVCO
10100 4 0.072 cuVCO
10101 5 0.090 cuVCO
10110 6 0.108 cuVCO
10111 7 0.126 cuVCO
11000 8 0.144 cuVCO
11001 9 0.162 cuVCO
11010 10 0.180 cuVCO
11011 11 0.198 cuVCO
11100 12 0.216 cuVCO
11101 13 0.234 cuVCO
11110 14 0.252 cuVCO
11111 15 0.270 cuVCO
TL/F/10251–1
FIGURE 1. Strobe Control Register Diagram
MICROWIRETM is a trademark of National Semiconductor Corporation.
C1995 National Semiconductor Corporation RRD-B30M105/Printed in U. S. A.

The Strobe Function is also referred to as Window Strobe,
because strobing is used to adjust the relative position of
the synchronization window. To better illustrate the relation-
ship of strobe to the synchronization window, please refer to
Figure 2a
. This diagram depicts the concept of synchroniza-
tion window. The synchronization window is defined as a
continuously repeating time cell, which has a nominal time
span equal to the period of the VCO. Ideally, an Encoded
Read Data pulse will be captured and correctly interpreted
regardless of its position within the window boundaries.
However, the ideal window width cannot be realized in prac-
tice, due to noise and device non-idealities such as VCO
jitter. Thus, a small fraction of the usuable window is trun-
cated, leaving a correspondingly narrower available window
width. If device mismatch and other asymmetric phenomena
are also present, another window eroding phenomenon
called window shift results. This phenomenon causes the
average data window center to shift with respect to the ex-
pected mean bit position. Referring to
Figure 2b
, note that
the static window width in this case appears congruent to
that in
Figure 2a
. However, early shifted data bits in
Figure
2b
actually have a greater probability of falling outside the
window since it is shifted late. The Strobe function is a sim-
ple to use, yet powerful feature which, as will be explained
later, allows the user to offset, within (/2 LSB, the undesir-
able window shift and improve system performance.
Synchronization Window Diagram
TL/F/10251–2
FIGURE 2a. Synchronization Window
TL/F/10251–3
FIGURE 2b. Window Shifted Late
TL/F/10251–4
FIGURE 2c. Bitshirt vs Probability of Its Occurrence
2

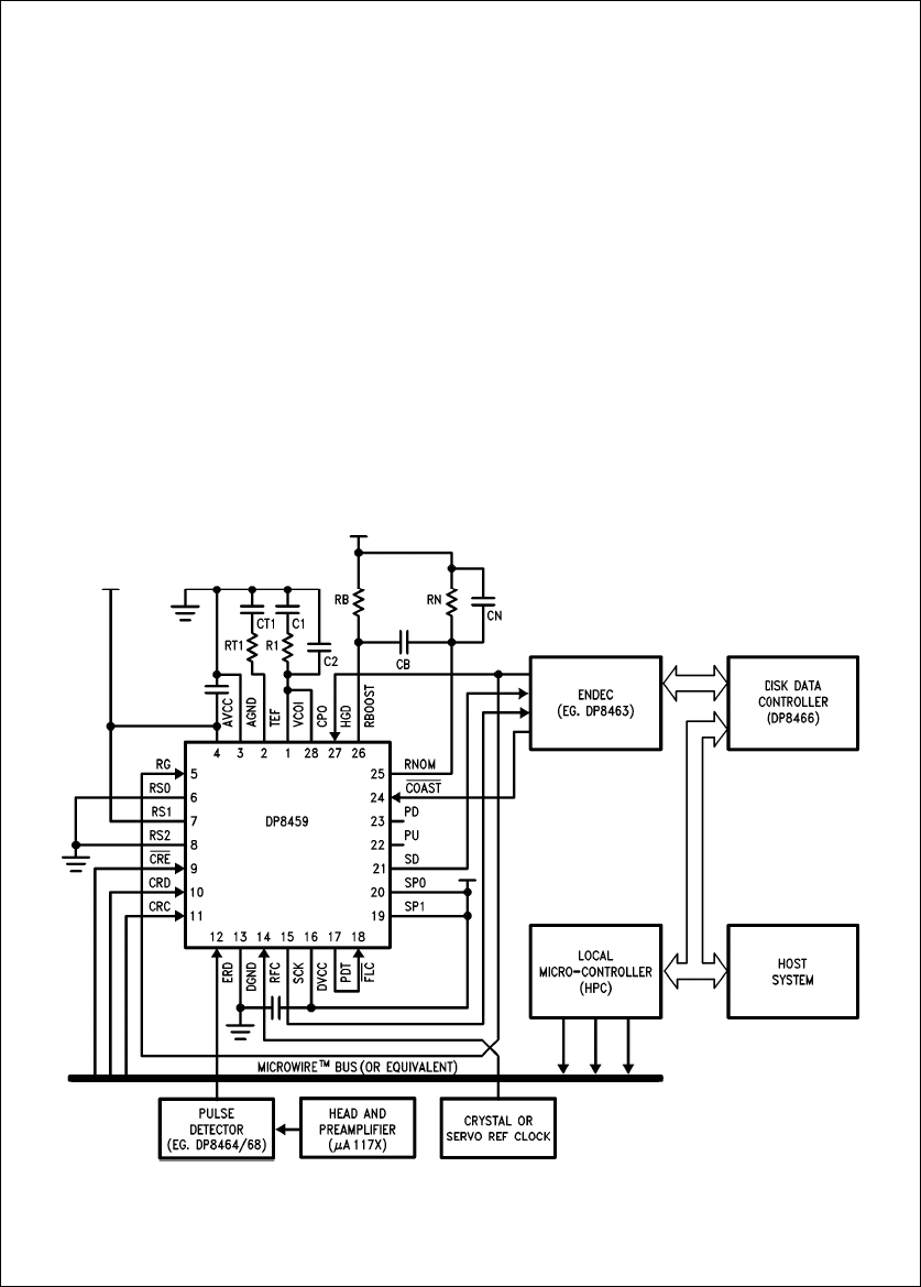
BYPASSING STROBE FEATURE
To fully harness the Strobe feature as in an intelligent inter-
face environment, the MICROWIRETM bus may be inter-
faced to a processor or controller function to program the
internal control register during initialization or between read
operations. The information stored in the control register,
bits Ý0 through Ý4, defines the amount and sense of win-
dow displacement. (Important, bit Ý5 must be set to ‘‘0’’ for
normal operation, since a ‘‘1’’ at this location will place the
chip into a test mode used during production testing.) A
typical system diagram with the MICROWIRE bus is shown
in
Figure 3
.
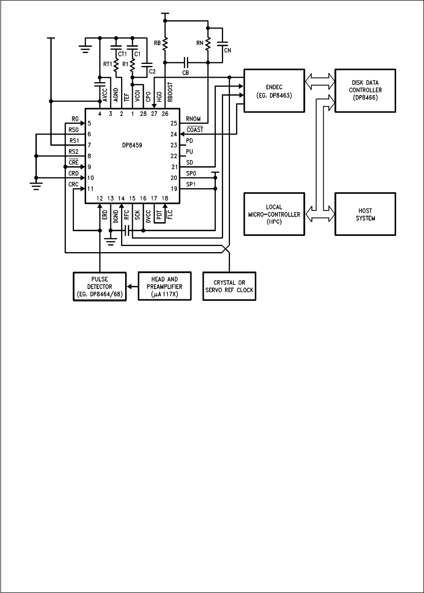
If the customer does not wish to use the Strobe feature
(strobe word may be fixed at the nominal setting of all bits
equal to 0), the MICROWIRE bus can be bypassed. By ap-
propriate hardwiring of the control register inputs, as depict-
ed in
Figure 4
, the control register content is always set to
the nominal strobe upon Read Gate assertion. Please note
that the window truncation is not specified at the ‘‘Nominal’’
Strobe setting. Therefore, optimum window performance
may not be realized at this setting. This and similar device
configurations are usually employed when the prime interest
is to construct a simple setup for general device evaluation
purposes. Of course it can also be used in lower data rate
systems and, particularly, in tape and floppy drives where
the window margin requirement is generally less stringent.
Although the technique just described can serve as a con-
venient means to set the control register content, it is very
important to note that it requires the user to correctly se-
quence the Read Gate. For example the chip must be pow-
ered up in the non-read mode, this is with Read Gate low.
Since Read Gate is tied to the ‘‘CRE’’ pin, a logic low en-
ables the shift register portion of the control register to seri-
ally enter data while the control latch is held in its previous
state. Concurrently, the E.R.D. pulses must be present
which serve as clock pulses to shift the all ‘‘zeroes’’ data.
Finally, the Read Gate must then be switched to the high
state, thus inhibiting data entry into the shift register and
allowing the new data just entered into the shift register to
be transferred to the latch. Whether loading the control reg-
isters with the method as shown in
Figure 4
(this diagram
represents a typical system setup where the RG also con-
trols the HDG and CRE pins) or employing the same
scheme via external circuitry, if the Read Gate is tied to
CRE, the synchronizer chip must be powered up with Read
Gate low. After the control data has been loaded, Read
Gate must be set high. (The need to pulse the Read Gate
was not mentioned in the March 1988 datasheet).
TL/F/10251–5
FIGURE 3. Typical System with the MICROWIRE Bus
3

TL/F/10251–6
FIGURE 4. Typical System without the MICROWIRE Bus
WINDOW TRUNCATION SPECIFICATION
The Strobe function is also used to qualify the window trun-
cation specification. For example, the DP8459 half-window
loss, ‘‘tT’’, represents the sum of static window truncations
from all relevant circuits and mechanisms in the data syn-
chronizer, e.g. window shift, VCO jitter, etc. At 10 Mb/s, ‘‘tT’’
is specified as 3.0 ns (6% of VCO period) maximum with M
eb
2. If the strobe is not used, i.e. M e0, then ‘‘tT’’ maxi-
mum would typically be 4.8 ns. This, however, is not tested
and therefore not guaranteed.
The static window truncation consists of two separate major
contributors to window loss, namely ‘‘TS’’ (which is due to
window shift) and ‘‘TN’’ (which is truncation due to noise
and other relevant mechanisms). The window strobe feature
can be used to minimize ‘‘TS’’ to (/2 LSB of the strobe step.
At 10 Mb/s ‘‘TS’’ can be minimized to typically 0.45 ns. The
remaining loss is due to ‘‘TN’’.
The DP8459 window specifications are valid over the entire
operating temperature and power supply ranges per data-
sheet. Thus the window specification ‘‘TT’’ is actually com-
prised of ‘‘TN’’, ‘‘TS’’, temperature guardbanding, and mea-
surement system guardbanding. The ‘‘tT’’ parameter is test-
ed at 4.75V VCC and 5.25V VCC. The device is checked at
10 Mb/s and 20 Mb/s data rates for window specification
compliance as part of the final test in manufacturing. It
should be noted that the data sheet recommended strobe
position settings are determined by statistical averaging of
many units during device characterization. In high perform-
ance drive system applications, users can take advantage
of this Strobe feature to individually ‘‘tune’’ the synchronizer
for optimal detection window symmetry.
STROBE FUNCTION
There are several reasons why one wishes to alter the in-
herent average window position generated by the phase-
locked oscillator within the synchronizer. First, the average
data window position may not be perfectly centered about
the expected mean data bit position. Second, deliberately
skewing the window position can serve to recover malshift-
ed data bits. Third, shifting the window can introduce exces-
sive error rate for testing and calibration purposes.
There could be a substantial amount of random displace-
ment (jitter) of individual bits dependent on the design of the
read/write head, media, signal processing electronics, and
the result of bit interaction. This is exemplified in
Figure 2c
,
which shows that the data bit displacement (also known as
bitshift) versus its probability of occurrence is a Gaussian
distribution. In bitshift theory, total bitshift refers to the
movement of the magnetic transitions with respect to the
position where they are recorded. There are three dominant
factors which contribute to the loss of window margin, i.e.
the difference between the farthest shifted bit and the actu-
al window boundary. The intersymbol interference, which is
a function of recording components and code used, the
pulse detector imperfection, which is primarily caused by
4

equalization and differentiation errors, and the phase locked
loop accuracy, which involves its inherent window skew and
jitter. The first two contribute to bitshift while the last one
reduces the effective window width. Fortunately, the fraction
of window loss due to the PLL window skew can be sub-
stantially nullified, and excessive bitshifts may be compen-
sated during read mode via the strobe function in high per-
formance data synchronizers such as the DP8459.
The first three LSBs of the Strobe Control Word produce
strobe steps that have shown to track quite well with re-
spect to the predicted values. For example, at 10 Mb/s data
rate, typical characterization data indicates less than one
nanosecond deviation between the measured strobe read-
ings and the corresponding calculated strobe values. The
data is taken with the Strobe Control Word range from M e
0toMeg
6 and with the chip operating at 4.75V VCC and
5.25V VCC. It is recommended that this strobe range (M e0
to M eg6) be used for applications requiring relatively
accurate strobe step control, such as for window alignment,
data recovery, and window margin test. The higher strobe
ranges are not as accurate due to the cumulative error
when more bits of the control word are turned on. Thus for
l
M
l
t7, this range is perhaps more suitable for inducing
excessive soft errors in system analysis and experimenta-
tion purposes. System designers can thus perform real time
system optimization studies to identify and to correct anom-
alies within the read channel chain. For example, after cre-
ating a significant amount of soft errors, any component
within the read channel may be changed or modified to de-
termine if error reduction can be achieved.
DESIGN CONSIDERATIONS
It is important to note that changing the strobe setting re-
quires a finite response time of the control circuitry. In addi-
tion to the time required to load the 5-bit Strobe Control
Word to the internal register the user must account for the
settling time associated with any change of the strobe. This
is a function of the Timing Extractor Filter (TEF) compo-
nents and the data rate at which the data synchronizer is
being operated. It is highly recommended that any change
to the strobe setting be done with the Read Gate deassert-
ed and with sufficient time allowed for settling prior to the
initiation of another read sequence.
The Time Extractor Filter is used in a second PLL, the refer-
ence phase-locked loop, within the chip. This loop stably
locks to a crystal reference oscillator (or a servo derived)
frequency reference and it is responsible for producing a
delay time of exactly one-half of the VCO period. Via this
delay, the synchronizer data window is accurately centered
about the mean bit position such that optimal capturing of
the data becomes possible in the presence of jittery data
pulses. Furthermore, strobing, which modifies the one-half
VCO period delay, is achieved by programming a small
amount of change in current (sourcing or sinking) to the
current controlled oscillator of the reference phase-locked
loop.
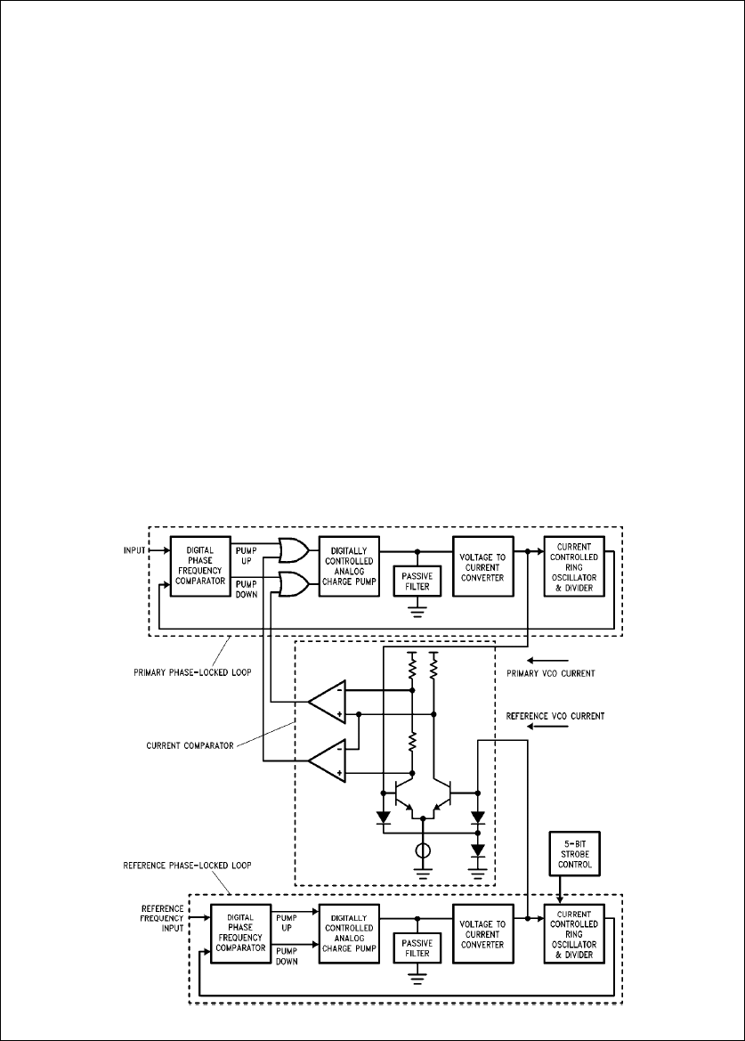
The VCO circuit of the reference PLL is constructed identi-
cal to that of the primary PLL. To prevent VCO frequency-
control-voltage runaway in the primary loop, a comparator
circuit is connected between the two loops to sense when
the primary oscillator current crosses thresholds, which are
placed 50% above and below the reference current.
(Please refer to the simplified block diagram in
Figure 5
.) If
TL/F/10251–7
FIGURE 5. Reference and Primary PLLs within the DP8459
5

either one of the preset threshold is crossed, the compara-
tor directs a correction signal to the primary PLL and limits
further excursion of its VCO control voltage.
Since the reference PLL is part of the feedback loop that
regulates the primary PLL, the Time Extractor Filter compo-
nents also affect the synchronizer performance, but not the
strobe step amount. In the (March 1988) DP8459 datasheet,
Figure 10
, presents a table of the estimated settling times
due to a phase step for different (TEF) loop component
values operating at various data rates. The calculated num-
bers in that table reflect the idealized settling time of the
reference PLL block only. Assumptions made in the calcula-
tion, as empirical data was not available at the time of the
publication, were no initial frequency offset, the values of
the loop gain and the loop’s natural frequency were approxi-
mately equal, and the effect of any parasitic conditions were
neglected. Current lab data shows the TEF settling time
from a maximum strobe movement (a step from M eb
15
to M ea
15) is nearly 15 times longer than the figures
projected in the datasheet. [i.e. at RFC e10 MHz, TSETTLE
j290 ms (measured) instead of 19.6 ms as predicted; and
at RFC e20 MHz, TSETTLE measured is approximately
140 ms versus 9.6 ms as calculated.]In practice it is expect-
ed that customers would normally use the strobe range of
l
M
l
s6 for reasons as mentioned in the previous section.
Typical lab data for a strobe movement from M eb
6toM
ea
6 are also included here for reference: with RFC e
10 MHz, TSETTLE j130 ms and at RFC e20 MHz,
TSETTLE j54 ms.
Complete settling of the synchronized outputs at the primary
loop may require slightly longer time. Although this settling
time can be substantially reduced by either raising the band-
width of the TEF or increasing the damping of the filter via
RT1, this usually degrades the static window margin (by up
to a few percent of the ideal window width). Since the win-
dow margin is an important parameter, it should not be com-
promised with the settling time. In a multi-data rate system it
is recommended to employ the TEF components associat-
ed with the lowest data rate. In general the TEF settling time
is not a critical parameter except perhaps for test time con-
siderations when multiple strobing is involved (i.e. in margin
testing in the production line). Other than the highest per-
formance and the fastest systems, the latency time due to
such system factors as soft-sectoring, command instruction
delays, error correction/retrys, etc. in typical hard disk stor-
age drives may be much longer than the TEF settling time.
Therefore changing strobe settings from sector to sector is
not practical in many hard disk environments. It is advisable
that even for systems that are not limited by their latency
time between read executions to allow a minimum of one
revolution time (16.7 ms) between strobing. It should be
mentioned also that the customer who wants to change the
TEF settling time must observe stability criteria as in any
PLL system.
APPLICATIONS
Individual ‘‘Trimming’’ of the PLL
For mass storage systems operating at low data rates (e.g.
5 Mb/s or less), two or three nanoseconds of window loss
due to skew may be an acceptable specification. But, at
higher data rates, storage systems can not tolerate such
figures. As mentioned in the previous section, a portion of
the window loss is ascribed to window skew. Although most
of this loss may be recovered, undertaking the trimming of
the synchronizer block is often an unpleasant manufactur-
ing issue; presently this involves a technician in the assem-
bly line adjusting a potentiometer while monitoring an oscil-
loscope. In high performance drives it is always desirable to
regain as much margin as practical in production. The ability
to perform in-system window deskewing is an extremely at-
tractive attribute because it can attain the potential window
margin available by optimizing each drive individually. It
should be noted that this is superior to having the PLL chip
statically adjusted prior to system integration. Of course
such an in-system trimming procedure usually tags on a rel-
atively high premium, such as added cost of time, labor, and
material. Other than discrete designs, monolithic PLL devic-
es generally afford limited or no adjustment to nullify win-
dow skew. The DP8459 synchronizer’s Strobe feature pres-
ents a viable solution to perform window adjustment easily
and inexpensively. The digitally controlled strobing within
the chip allows ‘‘trimming’’ of the detection window without
the need to ‘‘tweak’’ any external components. As men-
tioned, its 5-bit resolution strobe function makes it possible
to deskew the inherent window offset with subnanosecond
precision at 10 Mb/s and higher data rates.
Window Centering Algorithm
Truncation due to inherent window shift can be mostly nulli-
fied via the window strobing technique. Hence, an intelligent
drive system can greatly benefit from the DP8459 Strobe
feature because a window centering algorithm can be in-
stalled with no extra hardware or adjustment required.
Moreover, the task of window deskewing can be readily au-
tomated with the DP8459 via the MICROWIRE bus. For ex-
ample, some of the industrial interface standards such as
the Rev-2 ‘‘ESDI’’ interface standard already supports a 4-
step Early/Late strobe option in the command level, inde-
pendent of the strobe step size to be implemented. The
following describes a strobing alogorithm that can be em-
ployed for window centering.
A typical window centering routine should establish some
higher than nominal error rate thresholds by strobing the
data window in the early direction, then repeating the same
process in the late direction. The early and late strobe set-
tings which yield the equivalent error distribution are then
stored. From the strobe excursion information, the window
center skew can thus be determined and the appropriate
strobe word is set to correct the window skew. To imple-
ment an effective routine one should employ a periodic test
pattern such that the average decode window is made more
stable. The system error rate can be deliberately made
more responsive if some constant (time independent)
source of window degradation functions such as maximum
bit crowding or reduced signal to noise ratio is introduced
during testing, i.e. performing the test at the inner recording
cylinders of the Winchester type disk drive. Such a routine
could execute during system power-up and produce optimal
centering of the window. The system would function like
having a built-in tester to perform window auto-calibration at
power up or at any scheduled maintenance interval.
Data Recovery
Another valuable application of the DP8459 Strobe function
is to service error-bound data recovery. Infrequently, the
need arises to rescue vital, but marginally recorded, data
6

information from a removable data cartridge, and in particu-
lar from a (magnetically) damaged or defective storage
module. Usually, such an operation requires repetitively
reading through one block of data at a time and exhaustive-
ly shifting through some range of window strobe steps in an
attempt to correctly retrieve the data of interest. However,
employing the DP8459 in conjunction with a suitable data
retrieval algorithm, could offer any mass storage system a
powerful tool for speedy recovery of error-bound data. The
DP8459 device is capable of delivering typically a 1.8% win-
dow shift resolution, furthermore, its thirty-one steps of
strobe setting is programmable via the MICROWIRE bus.
Such features make it possible to incorporate sophisticated
utility programs such as one for data recovery.
Window Margin Test
The technique of Strobing employed in window margin test-
ing is not a new practice. Shifting the detection window is
one of two acceptable means to ‘‘marginalize’’ the window
(modify the VCO generated data window) for checking the
merit of the read channel. Although it has been gaining pop-
ularity in the test equipment sector, the theory behind it may
be unfamiliar to some drive users and manufacturers alike.
Window margin testing is an extension of the window cen-
tering process as discussed above. Please refer to Appen-
dix A for a discussion of window shifting and window nar-
rowing techniques in error-rate analysis.
Window strobing can be a very time-saving method to ana-
lyze the drive system’s error rate characteristics. Unlike
conventional testing, it does not consume hours to transfer
data and to perform data integrity comparison. Hence, the
DP8459 Strobe Function is very convenient for this purpose.
For example, in a manufacturing environment, a new data
storage drive system will be thoroughly characterized for its
error rate profile with independent test techniques. Then it
will be followed by a series of window shift induced error
rate tests. The accelerated error rate profile thus generated
is next compared to those produced from other test meth-
ods. Error distribution, statistical correlation, and acceptable
thresholds are thus established. In production then, the cor-
related error rate figures and their corresponding Strobe
settings are stored permanently in the memory of the drive/
system during final checkout. These statistics are subse-
quently utilized as criteria for performance acceptance or
rejection such as in QA and incoming inspections. Further-
more, systems in the field can be routinely interrogated for
their current window margin status.. This, for example, can
take the form of an embedded system maintenance routine
to reduce the potential hazard of an unexpected system
crash predicament. An effective window margin diagnostic
test routine should employ the most bitshift sensitive test
pattern and operate at the maximum bit crowding region of
the media.
SUMMARY
The Window Strobe feature of National’s latest PLL data
synchronizer chip, the DP8459, has been presented along
with the background information necessary for its utilization.
The versatility and power embedded in this digitally con-
trolled Strobe function is unparalleled. Although the prime
intent of strobing is to deskew the inherent window asym-
metry thus improving the device window margin, it also
lends itself to a host of important system applications. They
include in-system calibration of window centering which also
allows adjustment of the individual drives to maximize their
performance margin; system window margin analysis in de-
sign optimization and system maintenance; and data recov-
ery on damaged media without the need of dedicated test
equipment. The DP8459 strobe feature provides an eco-
nomic and reliable solution to enhance the value and per-
formance of disk drive designs, at the same time making the
products more cost effective to manufacture.
Acknowledgement
The author would like to acknowledge the constructive criti-
cisms, suggestions, and encouragement offered by Patrick
Tucci in the preparation of the manuscript. He also thanks
Gray Tietz for his comments to improve the presentation of
this note.
References
1. ‘‘Effects of Bitshift Distribution on Error Rate in Magnetic
Recording’’, E. R. Katz and T. G. Campbell,
IEEE Trans-
actions on Magnetics
Vol. MAG-15, No. 3, May 1979.
2. ‘‘Phase Margin Analysis’’, M. Monett, Memory Technolo-
gy Inc., 1980.
7

Appendix A
The purpose of this appendix is to present some basic infor-
mation on a few commonly used tools and methodologies in
window margin analysis. It will derive a mathematical ex-
pression describing the relationship between window shift-
ing versus error rate probability. It will be shown that this
expression is equivalent to that which relates to the window
narrowing method, which is a well publicized technique to
analyze the detection window margin.
There are two prevalent methods in the industry to qualify
the window margin of disk drives, the margin that remains
when the worst case jitter on the Encoded Read Data bits is
subtracted from the non-ideal window (shifted and/or trun-
cated). One method is to ascertain the average pulse distri-
bution from the encoded data stream output. It usually in-
volves a precision time-interval acquisition apparatus which
measures the average pulse separation read from a particu-
lar track that has been preconditioned with a worst case
data pattern. Another method is to measure the accelerated
soft error rate induced by modifying the data window de-
rived from an accurate (discrete designed) PLL circuit. Most
disk drive testers employ either one of these methods for
window margin test. It should be pointed out that testers
used in research and development are usually built with the
variable window width design, because they lend more so-
phisticated testing and render additional useful information
such as system signal to noise ratio, media defects, and
resolution of the head/disk components. It is also interest-
ing to note that because an external PLL system is required,
such a tester is generally not capable of checking the data
synchronizer block in a disk data storage system.
Since a PLL system with programmable detection window
width is expensive and difficult to build, nearly all commer-
cial disk drive testers for manufacturing and end user appli-
cations do not employ such technique. Instead, they employ
other methods such as measuring the average pulse distri-
bution or the average synchronization window width. Al-
though strobing is also incorporated in some drive testers,
they contain but only a few strobe steps. Therefore, in win-
dow margin analysis their result can not be compared to the
more extensive data gathered from the variable window
width method. This trend, however, is changing as engi-
neers are turning to more sophisticated strobing in both disk
drive and drive tester designs. If a window shifting technique
can mimic window narrowing in error rate response, it can
be applied to window margin analysis also. The following
discussion presents an accepted model used in the industry
to describe error rate probability versus window width and
shows that an equivalent expression also holds for the case
of a shifted window.
As mentioned in the Strobe Function section, a Gaussian
distribution describes error rates due to bit shift. Two such
distributions are needed to define the error probability. One
distribution is associated with the positive bitshifts and one
is associated with negative bitshifts. This is due to the fact
that for adjacent bits, one bit is pushed in the Early direction
and one is pushed in the Late direction. The residual bitshift
is denoted as offset or ‘‘To’’. The width of each of the distri-
butions is defined as ‘‘Tne’’ which describes the broadening
of the distributions due to the random noise of the environ-
ment (please refer to
Figure 6
). Hence, the appropriate
Gaussian function, defined as N, for the two distributions
can be written as:
NeNo(K)
2Ðexp #b(tbTo2
2 (Tne)2Jaexp #b(taTo)2
2(Tne)2J( (1)
where ‘‘No’’ is the number of bits read in a revolution of the
disc, ‘‘K’’ is the normalizing constant to normalize each of
the resulting error constants to unity when the distributions
are integrated, and ‘‘t’’ is the time associated with the bit-
shift distribution. The equation for the error rate, which is
simply the area of the tails of the bitshift distribution beyond
the available window width, can be written as:
Error Rate
(Window-
Narrowed)
eK(No)
2ÐÐ#%
texp #b(t bTo)2
2(Tne)2J(dt (2)
aÐ#t
b%exp #b(t aTo)2
2(Tne)2J(dt (
eNo/2 Ðerfc ÐtbTo
Tne (aerfc ÐtaTo
Tne (((3)
TL/F/10251–8
FIGURE 6. Error Probability from
Early/Late Shift Distributions
8

where ‘‘erfc’’ is the complementary error function and ‘‘t’’ is
the half-window width at which the error rate is observed.
An error rate versus window width curve takes the form rep-
resented in
Figure 7
. This is obtainable for the case where
the data window is modified by narrowing the window while
keeping it centered about the phase-locked oscillator ex-
pected window. This technique is typical of engineering
drive testers employing an external PLL system for window
margin analysis.
Consider if the window is shifted, instead of being narrowed,
the limits on the second integration of equation (2) are
changed and the corresponding ‘‘erfc’’ term becomes:
Error Rate
(Shifted Window)
eK(No)
2Ð#%
tÐexp #b(tÊbTo)2
2(Tne)2JdtÊ((4)
a#tbT0
b%Ðexp #b(tÊaTo)2
2(Tne)2JdtÊ((
eNo/2 Ðefrc ÐtbTo
Tne (aerfc ÐTw btaTo
Tne (((5)
This corresponds to the bit error distribution evaluated with
the average window having nominal width of ‘‘Tw’’, and ‘‘t’’
being the time position of the window’s right-side boundary.
In theory, the techniques with window narrowing and that of
window shifting are equivalent. Empirical results from these
two approaches should correlate if the incremental change
in window displacement or window size employed is the
same in both cases. Typical error rate versus the amount of
shifted window with respect to the mean bit distribution
should be similar to the profile depicted in
Figure 7
.A
means to implement the shifted window scheme via the
DP8459 Strobe function for margin testing is discussed in
the text. Unlike the variable PLL-window technique, this
method presents a bootstrap test methodology wherein the
PLL synchronizer in the system is included in the window
margin test.
TL/F/10251–9
FIGURE 7. Error Rate Distribution vs Window Width
9

AN-578 DP8459 Window Strobe Function
Lit. Ý100578
LIFE SUPPORT POLICY
NATIONAL’S PRODUCTS ARE NOT AUTHORIZED FOR USE AS CRITICAL COMPONENTS IN LIFE SUPPORT
DEVICES OR SYSTEMS WITHOUT THE EXPRESS WRITTEN APPROVAL OF THE PRESIDENT OF NATIONAL
SEMICONDUCTOR CORPORATION. As used herein:
1. Life support devices or systems are devices or 2. A critical component is any component of a life
systems which, (a) are intended for surgical implant support device or system whose failure to perform can
into the body, or (b) support or sustain life, and whose be reasonably expected to cause the failure of the life
failure to perform, when properly used in accordance support device or system, or to affect its safety or
with instructions for use provided in the labeling, can effectiveness.
be reasonably expected to result in a significant injury
to the user.
National Semiconductor National Semiconductor National Semiconductor National Semiconductor
Corporation Europe Hong Kong Ltd. Japan Ltd.
1111 West Bardin Road Fax: (
a
49) 0-180-530 85 86 13th Floor, Straight Block, Tel: 81-043-299-2309
Arlington, TX 76017 Email: cnjwge
@
tevm2.nsc.com Ocean Centre, 5 Canton Rd. Fax: 81-043-299-2408
Tel: 1(800) 272-9959 Deutsch Tel: (
a
49) 0-180-530 85 85 Tsimshatsui, Kowloon
Fax: 1(800) 737-7018 English Tel: (
a
49) 0-180-532 78 32 Hong Kong
Fran3ais Tel: (
a
49) 0-180-532 93 58 Tel: (852) 2737-1600
Italiano Tel: (
a
49) 0-180-534 16 80 Fax: (852) 2736-9960
National does not assume any responsibility for use of any circuitry described, no circuit patent licenses are implied and National reserves the right at any time without notice to change said circuitry and specifications.