Cal Lite 3.0 Reference Manual 20141103
User Manual:
Open the PDF directly: View PDF
.
Page Count: 216 [warning: Documents this large are best viewed by clicking the View PDF Link!]
- Table of Contents
- List of Figures
- List of Tables
- List of Abbreviations and Acronyms
- Summary
- 1 Introduction
- 2 California Water Planning and Role of Screening Models
- 3 Modeling Platform
- 4 Model Representation of the Physical System
- 5 Regulatory Environment
- 6 Simulated Operations of Existing Facilities
- 6.1 Upstream Reservoirs and Operations
- 6.2 Delivery Allocation Decision-Making
- 6.3 Coordinated Operations Agreement
- 6.4 Delta and Export Operations
- 6.5 South of Delta Operations
- 6.6 San Joaquin River Controls
- 7 Innovative Features
- 8 Comparison to CalSim II Model Simulations
- 9 Model and Data Limitations
- 10 On-Going and Future Developments
- 11 References
- Appendix A Hydrology Development Documentation
- A.1 General Approach
- A.2 Modeled Level of Development
- A.3 Rim Basin Inflows
- A.4 Local Inflows
- A.4.1 Upper Sacramento River
- A.4.2 Colusa Basin
- A.4.3 Lower Sacramento River
- A.4.4 Feather River
- A.4.5 Yuba River
- A.4.6 American River
- A.4.7 The Sacramento - San Joaquin River Delta
- A.4.8 South of Delta Export Area
- A.4.9 Upper San Joaquin River
- A.4.10 Fresno River
- A.4.11 Chowchilla River
- A.4.12 Merced River
- A.4.13 Tuolumne River
- A.4.14 Stanislaus River
- A.4.15 Calaveras River
- A.4.16 Lower San Joaquin River
- A.1
- A.5 Demands - North of Delta
- A.6 Demands - South of Delta
- A.7 References
- A.8 Hydrology Figures
- Appendix B Future Water Management Actions
- Appendix C Simulation of Delta Regulatory Requirements
- Appendix D Base Assumptions Comparison between D-1485, D-1641, and BO RPAs
- Appendix E Base Assumptions Comparison between CalLite v3.00 and CalSim II
- Appendix F Sea Level Rise and Climate Change Scenarios
- Appendix G CalLite Allocation Procedures
- Appendix H CS2CL Model Structure and Implementation
- Appendix I Running CalLite without the GUI
- I.3.4.1 Modifying the .config File
- Appendix A Hydrology Development Documentation

CalLite
Central Valley Water Management
Screening Model (Version 3.00)
Reference Manual
November 2014
California Department of Water Resources
and
United States Bureau of Reclamation

CALLITE DOCUMENTATION VERSION 3.00
II

CALLITE DOCUMENTATION VERSION 3.00
III
State of California
Edmund G. Brown Jr., Governor
The Resources Agency
John Laird, Secretary for Natural Resources
Department of Water Resources
Mark W. Cowin, Director
Bay-Delta Office
Paul A. Marshall, Chief
Modeling Support Branch
Francis Chung, Principal Engineer
This Report Was Prepared Under the Direction of:
Erik Reyes...................................................Supervising Engineer, Water Resources, Bay-Delta Office
And the Following Work Team Leads:
Nazrul Islam..........................................................Senior Engineer, Water Resources, Bay-Delta Office
Holly Canada…………………………………………………………………Engineer, Water Resources, Bay-Delta Office
Raymond Hoang................................................................Engineer, Water Resources, Bay-Delta Office
Ali Abrishamchi……………………………………………………………. Engineer, Water Resources, Bay-Delta Office
Chris Quan…………………………………………………………………… Engineer, Water Resources, Bay-Delta Office
Z.Q. Richard Chen.............................................................Engineer, Water Resources, Bay-Delta Office
Hao Xie..............................................................................Engineer, Water Resources, Bay-Delta Office
Kevin Kao..........................................................................Engineer, Water Resources, Bay-Delta Office
Nancy Parker..........................................................Engineer, Water Resources, Bureau of Reclamation
Tom Fitzhugh .........................................................Modeler, Water Resources, Bureau of Reclamation
Travis Yonts..……………………………………………………… Engineer, Water Resources, Bureau of Reclamation
WITH ASSISTANCE FROM:
Andy Draper ...................................................................................................Engineer, Principal, MWH
Tad Slawecki................................................................................................Senior Engineer, LimnoTech
Dan Easton............................................................................................Senior Engineer, MBK Engineers

CALLITE DOCUMENTATION VERSION 3.00
IV

CALLITE DOCUMENTATION VERSION 3.00
V
Table of Contents
LIST OF FIGURES ............................................................................................................................ XI
LIST OF TABLES ............................................................................................................................. XV
LIST OF ABBREVIATIONS AND ACRONYMS ..................................................................... XVIII
SUMMARY .......................................................................................................................................... 1
1 INTRODUCTION ....................................................................................................................... 3
2 CALIFORNIA WATER PLANNING AND ROLE OF SCREENING MODELS .................. 5
3 MODELING PLATFORM ......................................................................................................... 8
3.1 Structure of WRIMS 2-based CalLite ................................................................................................... 8
3.2 CalLite Utilities ................................................................................................................................... 9
4 MODEL REPRESENTATION OF THE PHYSICAL SYSTEM ........................................... 11
4.1 River Basins Incorporated ................................................................................................................. 14
4.2 Major Storage and Conveyance Facilities ......................................................................................... 14
4.3 Sacramento Valley Hydrology Aggregation ....................................................................................... 14
4.4 South of Delta Export Area Demand Aggregation ............................................................................. 14
4.5 Regulatory Constraints ..................................................................................................................... 15
4.6 Incorporation of Future Water Management Actions ....................................................................... 17
5 REGULATORY ENVIRONMENT .......................................................................................... 18
5.1 Base Assumptions ............................................................................................................................ 19
6 SIMULATED OPERATIONS OF EXISTING FACILITIES ................................................ 20
6.1 Upstream Reservoirs and Operations ............................................................................................... 20
6.1.1 CVP Reservoirs and Operations .......................................................................................................... 20
6.1.1.1 Trinity Reservoir ......................................................................................................................... 20

CALLITE DOCUMENTATION VERSION 3.00
VI
6.1.1.2 Whiskeytown Reservoir ............................................................................................................. 20
6.1.1.3 Shasta and Keswick Reservoir Operations................................................................................. 20
6.1.1.4 Folsom and Natoma Reservoir Operation ................................................................................. 20
6.1.1.5 Trinity-Shasta-Folsom Balancing ............................................................................................... 21
6.1.1.6 NOD-San Luis Storage Balancing ............................................................................................... 21
6.1.2 SWP Reservoirs and Operations ......................................................................................................... 21
6.1.2.1 Oroville/Thermalito Reservoirs and Operations ....................................................................... 21
6.1.2.2 Oroville-San Luis Storage Balancing .......................................................................................... 21
6.2 Delivery Allocation Decision-Making ................................................................................................ 21
6.3 Coordinated Operations Agreement ................................................................................................ 22
6.4 Delta and Export Operations ............................................................................................................ 22
6.4.1 Delta Requirements and Export Controls .......................................................................................... 22
6.4.2 Jones Exports...................................................................................................................................... 22
6.4.3 Banks Exports ..................................................................................................................................... 22
6.5 South of Delta Operations ................................................................................................................ 23
6.5.1 CVP Delivery Allocations .................................................................................................................... 23
6.5.1.1 Delivery Allocations ................................................................................................................... 23
6.5.2 SWP Delivery Allocations ................................................................................................................... 23
6.5.2.1 Table A Allocations .................................................................................................................... 23
6.5.2.2 Article 56 Deliveries ................................................................................................................... 23
6.5.2.3 Article 21 Deliveries ................................................................................................................... 24
6.5.3 San Luis Reservoir Operations ............................................................................................................ 24
6.5.4 Wheeling ............................................................................................................................................ 24
6.5.4.1 Cross Valley Canal Wheeling ..................................................................................................... 24
6.5.4.2 Payback Wheeling ..................................................................................................................... 24
6.5.4.3 Joint Point of Diversion ............................................................................................................. 24
6.6 San Joaquin River Controls ............................................................................................................... 25
6.6.1 Vernalis D-1641 Baseflows ................................................................................................................. 25
6.6.2 Vernalis D-1641 Salinity Criteria......................................................................................................... 25
6.6.3 VAMP Pulse Flows (Apr 15-May 15) ................................................................................................... 25
6.6.4 Vernalis 60-day Pulse Flow RPA (NMFS Action 4.2.1) ........................................................................ 26
6.6.5 Stanislaus Flow RPA (NMFS Action 3.1.3) .......................................................................................... 26
6.6.6 San Joaquin River Restoration Flows ................................................................................................. 26
7 INNOVATIVE FEATURES ..................................................................................................... 27
7.1 Rapid Runtime and Interactive Interface .......................................................................................... 27
7.1.1 Rapid Runtime .................................................................................................................................... 27
7.1.2 Interactive Interface ........................................................................................................................... 27
7.2 Hydroclimate Simulation Capabilities ............................................................................................... 28
7.2.1 Direct Observed Hydrology ................................................................................................................ 28
7.2.2 Sea Level Rise (SLR) ............................................................................................................................ 29
7.3 South of Delta Demand Options ....................................................................................................... 29

CALLITE DOCUMENTATION VERSION 3.00
VII
7.4 Delta Regulatory Controls ................................................................................................................ 30
7.5 Custom Results ................................................................................................................................. 32
7.6 Map View ......................................................................................................................................... 33
8 COMPARISON TO CALSIM II MODEL SIMULATIONS .................................................. 36
8.1 Comparisons to 2020 Base CalSim II Simulations under D-1641 Regulatory Requirements (as of Oct.
2011) 37
8.2 Comparisons to 2020 Base CalSim II Simulations under BO RPA regulatory requirements (as of Oct.
2011) 46
8.3 Discussion of CalSim II vs CalLite Comparisons ................................................................................. 54
9 MODEL AND DATA LIMITATIONS .................................................................................... 56
10 ON-GOING AND FUTURE DEVELOPMENTS ............................................................... 57
11 REFERENCES ....................................................................................................................... 58
APPENDIX A HYDROLOGY DEVELOPMENT DOCUMENTATION ................................. 2
A.1 General Approach .............................................................................................................................. 2
A.1.1 Introduction .......................................................................................................................................... 2
A.1.2 Shortages in North of Delta Accretion/Depletion Terms ...................................................................... 3
A.2 Modeled Level of Development ......................................................................................................... 3
A.3 Rim Basin Inflows ............................................................................................................................... 4
A.4 Local Inflows....................................................................................................................................... 4
A.4.1 Upper Sacramento River ....................................................................................................................... 4
A.4.1.1 Keswick ......................................................................................................................................... 5
A.4.1.2 Red Bluff ....................................................................................................................................... 5
A.4.2 Colusa Basin .......................................................................................................................................... 6
A.4.2.1 Wilkins Slough .............................................................................................................................. 6
A.4.3 Lower Sacramento River ....................................................................................................................... 7
A.4.3.1 Confluence of the Sacramento and Feather Rivers ...................................................................... 7
A.4.3.2 Confluence of the Sacramento and American Rivers ................................................................... 7
A.4.3.3 Yolo Bypass ................................................................................................................................... 8
A.4.4 Feather River ......................................................................................................................................... 8
A.4.4.1 Thermalito .................................................................................................................................... 8
A.4.4.2 Confluence of the Yuba and Feather Rivers ................................................................................. 8
A.4.5 Yuba River ............................................................................................................................................. 9
A.4.6 American River ...................................................................................................................................... 9
A.4.6.1 Folsom .......................................................................................................................................... 9

CALLITE DOCUMENTATION VERSION 3.00
VIII
A.4.6.2 Nimbus ...................................................................................................................................... 10
A.4.6.3 H Street ...................................................................................................................................... 10
A.4.7 The Sacramento - San Joaquin River Delta......................................................................................... 10
A.4.8 South of Delta Export Area................................................................................................................. 11
A.4.9 Upper San Joaquin River .................................................................................................................... 13
A.4.10 Fresno River ................................................................................................................................... 14
A.4.11 Chowchilla River............................................................................................................................. 14
A.4.12 Merced River.................................................................................................................................. 15
A.4.13 Tuolumne River .............................................................................................................................. 15
A.4.14 Stanislaus River .............................................................................................................................. 16
A.4.15 Calaveras River ............................................................................................................................... 16
A.4.16 Lower San Joaquin River ................................................................................................................ 17
A.5 Demands - North of Delta ................................................................................................................ 17
A.6 Demands - South of Delta ................................................................................................................ 19
A.6.1 State Water Project Demands ............................................................................................................ 19
A.6.2 Central Valley Project Demands ......................................................................................................... 21
A.7 References ....................................................................................................................................... 24
A.8 Hydrology Figures ............................................................................................................................ 25
APPENDIX B FUTURE WATER MANAGEMENT ACTIONS ............................................ 37
B.1 Shasta Enlargement ......................................................................................................................... 37
B.2 Los Vaqueros Enlargement ............................................................................................................... 37
APPENDIX C SIMULATION OF DELTA REGULATORY REQUIREMENTS ................. 39
C.1 River Flows ....................................................................................................................................... 44
C.1.1 Sacramento River at Rio Vista Minimum Flow ................................................................................... 44
C.1.2 San Joaquin River at Vernalis Minimum Flow .................................................................................... 45
C.2 Delta Outflow ................................................................................................................................... 45
C.2.1 Minimum Net Delta Outflow (NDO) ................................................................................................... 46
C.2.2 X2 Requirements ................................................................................................................................ 47
C.2.3 Trigger for Implementation of X2 Roe Island standard ...................................................................... 50
C.3 Interior Delta Flows .......................................................................................................................... 50
C.3.1 San Joaquin River near Jersey Point (QWEST) .................................................................................... 50
C.3.2 Old and Middle River combined flow (OMR) ..................................................................................... 50
C.4 Delta Cross Channel (DCC) ................................................................................................................ 51
C.4.1 D-1485 Regulation .............................................................................................................................. 52
C.4.2 D-1641 Regulation .............................................................................................................................. 53
C.5 Export Restrictions ........................................................................................................................... 53
C.5.1 Pumping Restrictions ......................................................................................................................... 54

CALLITE DOCUMENTATION VERSION 3.00
IX
C.5.2 Export-Inflow Ratio ............................................................................................................................. 54
C.5.3 Export-San Joaquin River Inflow Ratio ................................................................................................ 54
C.5.4 Vernalis Adaptive Management Plan (VAMP) Export Limits .............................................................. 55
C.6 Salinity ............................................................................................................................................. 56
C.6.1 Municipal and Industrial Water Quality Standards ............................................................................. 56
C.6.1.1 Rock Slough ................................................................................................................................ 56
C.6.2 Agriculture Water Quality Standards .................................................................................................. 57
C.6.2.1 Emmaton .................................................................................................................................... 57
C.6.2.2 Jersey Point ................................................................................................................................ 58
C.6.3 Fish and Wildlife Water Quality Standards ......................................................................................... 59
C.6.3.1 Antioch Waterworks Intake ....................................................................................................... 59
C.6.3.2 Chipps Island .............................................................................................................................. 59
C.6.3.3 Collinsville................................................................................................................................... 59
C.7 Biological Opinion Reasonable and Prudent Alternative (BO RPA) Actions ....................................... 60
C.7.1 Old and Middle River Flow Criteria (FWS RPA Actions 1-3) ................................................................ 60
C.7.2 Fall X2 Requirements (FWS RPA Action 4) .......................................................................................... 61
C.7.3 Clear Creek Flows (NMFS RPA Action 1.1.1) ....................................................................................... 61
C.7.4 Delta Cross Channel Gate Operation (NMFS RPA Action 4.1.2) .......................................................... 61
C.7.5 San Joaquin River Inflow to Export Ratio (NMFS RPA Action 4.2.1) ................................................... 62
C.8 SWRCB Delta Flow Criteria ............................................................................................................... 62
C.9 References ....................................................................................................................................... 64
APPENDIX D BASE ASSUMPTIONS COMPARISON BETWEEN D-1485, D-1641,
AND BO RPAS 65
APPENDIX E BASE ASSUMPTIONS COMPARISON BETWEEN CALLITE V3.00 AND
CALSIM II 74
APPENDIX F SEA LEVEL RISE AND CLIMATE CHANGE SCENARIOS ......................... 85
F.1 Background ...................................................................................................................................... 85
F.1.1 Sea Level Rise Estimates ..................................................................................................................... 85
F.1.2 Climate Change Scenarios ................................................................................................................... 86
F.2 Development of Artificial Neural Networks ...................................................................................... 87
F.2.1 Salinity Estimation ............................................................................................................................... 87
F.2.2 X2 Estimation ...................................................................................................................................... 88
F.3 Comparison between CalSim II and CalLite results ........................................................................... 88
F.4 References ....................................................................................................................................... 91
APPENDIX G CALLITE ALLOCATION PROCEDURES ...................................................... 92

CALLITE DOCUMENTATION VERSION 3.00
X
G.1 Introduction ..................................................................................................................................... 92
G.2 WSI-DI Method ................................................................................................................................ 93
G.3 Forecast Allocation Method (FAM) ................................................................................................... 94
G.4 References ....................................................................................................................................... 97
APPENDIX H CS2CL MODEL STRUCTURE AND IMPLEMENTATION ........................ 98
H.1 Introduction ..................................................................................................................................... 98
H.2 CS2CL WRIMS 2 Model Structure...................................................................................................... 99
H.3 CS2CL Model Implementation Guide .............................................................................................. 100
APPENDIX I RUNNING CALLITE WITHOUT THE GUI ................................................. 101
I.1 WRIMS2 IDE method ...................................................................................................................... 101
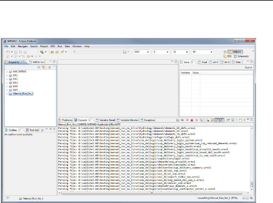
Below are the steps necessary to do the WRIMS2 IDE manual run: ............................................................. 101
Open the Default scenario under Scenarios/Run_Details and copy the selected items as shown in the below
figure. ............................................................................................................................................................ 101
I.2 Batch file method ........................................................................................................................... 114
I.3 Step by Step Guide ......................................................................................................................... 115
I.3.1 Creating the Manual CalLite Directory ............................................................................................. 115
I.3.2 Copy the SV Files from Model_w2 ................................................................................................... 116
I.3.3 Configuring the Batch File ................................................................................................................ 117
I.3.4 Modifying the Input Files ................................................................................................................. 118
I.3.4.2 Lookup Tables .......................................................................................................................... 119
I.3.5 Running the Model ........................................................................................................................... 127
APPENDIX J CALLITE REPORT TOOL .............................................................................. 128
J.1 Elements of the External PDF Dashboard ....................................................................................... 129
J.1.1 Report Template File ........................................................................................................................ 129
J.1.2 Studies to Compare .......................................................................................................................... 130
J.1.3 Report Output File............................................................................................................................ 131
J.1.4 General Information ......................................................................................................................... 132
J.1.5 Generate Report .............................................................................................................................. 133
J.2 Modifying the Report Template File ............................................................................................... 136

CALLITE DOCUMENTATION VERSION 3.00
XI
List of Figures
Figure 1. Conceptual diagram of (a) relative complexity and easy of model use and (b) the
relationship between the CalLite screening model and other existing tools managed by the
Department of Water Resources and U.S. Bureau of Reclamation (Mid-Pacific Region). ..................... 7
Figure 2. Design of WRIMS 2-based CalLite, illustrating the CalLite GUI as an interface between the
user and the technical components. ...................................................................................................... 9
Figure 3. Geographic extent and general location of SWP and CVP facilities simulated in CalLite. .... 12
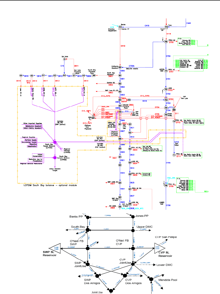
Figure 4. CalLite Schematic. .................................................................................................................. 13
Figure 5. The CalLite GUI. ..................................................................................................................... 28
Figure 6. Demands dashboard for specification of annual south of Delta SWP and CVP demand
levels. .................................................................................................................................................... 29
Figure 7. Delta regulatory control locations. ........................................................................................ 30
Figure 8. Regulations dashboard in CalLite. ......................................................................................... 31
Figure 9. Custom Results dashboard in CalLite. ................................................................................... 33
Figure 10. Map View dashboard in CalLite. ......................................................................................... 34
Figure 11. Mass balance in Map View dashboard. ............................................................................... 35
Figure 12. Trinity Reservoir storage for CalLite and CalSim II D-1641 simulations. ............................. 38
Figure 13. Shasta Reservoir storage for CalLite and CalSim II D-1641 simulations. ............................. 38
Figure 14. Folsom Reservoir storage for CalLite and CalSim II D-1641 simulations. ............................ 39
Figure 15. CVP north of Delta end of September storage exceedance probability for CalLite and
CalSim II D-1641 simulations. ............................................................................................................... 39
Figure 16. Oroville Reservoir storage for CalLite and CalSim II D-1641 simulations. ........................... 40
Figure 17. Oroville end of September storage exceedance probability for CalLite and CalSim II D-1641
simulations. .......................................................................................................................................... 40
Figure 18. CVP San Luis storage for CalLite and CalSim II D-1641 simulations. ................................... 41
Figure 19. CVP San Luis end of September storage exceedance probability for CalLite and CalSim II D-
1641 simulations. ................................................................................................................................. 41

CALLITE DOCUMENTATION VERSION 3.00
XII
Figure 20. SWP San Luis storage for CalLite and CalSim II D-1641 simulations. .................................. 42
Figure 21. SWP San Luis end of September storage exceedance probability for CalLite and CalSim II
D-1641 simulations. ............................................................................................................................. 42
Figure 22. SWP Table A allocation exceedance probability for CalLite and CalSim II D-1641
simulations. .......................................................................................................................................... 43
Figure 23. CVP south-of-Delta agricultural water contractor allocation exceedance probability for
CalLite and CalSim II D-1641 simulations. ............................................................................................ 43
Figure 24. X2 position for CalLite and CalSim II D-1641 simulation. .................................................... 44
Figure 25. Old River at Rock Slough salinity for CalLite and CalSim II D-1641 simulations.................. 44
Figure 26. Period average Delta flows for CalLite and CalSim II D-1641 simulations. ......................... 45
Figure 27. Trinity Reservoir storage for CalLite and CalSim II BO RPA simulations. ............................ 47
Figure 28. Shasta Reservoir storage for CalLite and CalSim II BO RPA simulations. ............................ 47
Figure 29. Folsom Reservoir storage for CalLite and CalSim II BO RPA simulations. ........................... 48
Figure 30. CVP north of Delta end of September storage exceedance probability for CalLite and
CalSim II BO RPA simulations. .............................................................................................................. 48
Figure 31. Oroville Reservoir storage for CalLite and CalSim II BO RPA simulations. ......................... 49
Figure 32. Oroville end of September storage exceedance probability for CalLite and CalSim II BO
RPA simulations. .................................................................................................................................. 49
Figure 33. CVP San Luis storage for CalLite and CalSim II BO RPA simulations. .................................. 50
Figure 34. CVP San Luis end of September storage exceedance probability for CalLite and CalSim II
BO RPA simulations. ............................................................................................................................. 50
Figure 35. SWP San Luis storage for CalLite and CalSim II BO RPA simulations. ................................. 51
Figure 36. SWP San Luis end of September storage exceedance probability for CalLite and CalSim II
BO RPA simulations. ............................................................................................................................. 51
Figure 37. SWP Table A allocation exceedance probability for CalLite and CalSim II BO RPA
simulations. .......................................................................................................................................... 52
Figure 38. CVP south-of-Delta agricultural water contractor allocation exceedance probability for
CalLite and CalSim II BO RPA simulations. ........................................................................................... 52
Figure 39. X2 position for CalLite and CalSim II BO RPA simulations. .................................................. 53

CALLITE DOCUMENTATION VERSION 3.00
XIII
Figure 40. Old River at Rock Slough salinity for CalLite and CalSim II BO RPA simulations.................. 53
Figure 41. Delta period average flows for CalLite and CalSim II BO RPA simulations. ......................... 54
Figure 42. CalLite Schematic (North of Delta). ..................................................................................... 25
Figure 43. CalLite Schematic (Delta). .................................................................................................... 26
Figure 44. CalLite Schematic (South of Delta). ..................................................................................... 27
Figure 45. CalLite Upper Sacramento River Representation. ............................................................... 28
Figure 46. CalLite Colusa Basin representation. ................................................................................... 29
Figure 47. CalLite lower Sacramento River representation. ................................................................ 30
Figure 48. CalLite Feather River Representation. ................................................................................. 31
Figure 49. CalLite Yuba River Representation. ..................................................................................... 32
Figure 50. CalLite American River Representation. .............................................................................. 33
Figure 51. CalLite Delta Representation. .............................................................................................. 34
Figure 52. CalLite Representation from Delta to San Luis. ................................................................... 35
Figure 53. CalLite Representation South of Dos Amigos. ..................................................................... 36
Figure 54. Delta regulatory control locations. ...................................................................................... 39
Figure 55. Delta regulatory control dashboard in CalLite - D-1641 standards. .................................... 41
Figure 56. Delta regulatory control dashboard in CalLite - BO RPA standards. ................................... 42
Figure 57. SJR Controls tab in CalLite ................................................................................................... 43
Figure 58. Delta regulatory control dashboard in CalLite - Other standards. ...................................... 44
Figure 59. Location of BDCP sea level rise projections for Early Long-Term and Late Long-Term, in
relation to other scientific reports. ...................................................................................................... 85
Figure 60. Selection of the 5 climate change scenarios used in the BDCP analysis (BDCP, 2013) ....... 86
Figure 61. CalLite Hydroclimate dashboard showing options for climate projection period, sea level
rise, and climate change scenario. ....................................................................................................... 87
Figure 62. Simulated X2 positions for base sea level rise scenario. ..................................................... 89
Figure 63. Simulated Rock Slough EC for base sea level rise scenario. ................................................ 89

CALLITE DOCUMENTATION VERSION 3.00
XIV
Figure 64. Operations dashboard in CalLite. ........................................................................................ 92
Figure 65. FAM Allocation Process in CalLite ....................................................................................... 94
Figure 66. FAM Schematic ................................................................................................................... 96
Figure 67. CalLite manual run directory. ............................................................................................ 115
Figure 68. The .config file for the manually run study. ...................................................................... 118
Figure 69. GUI lookup tables. ............................................................................................................. 119
Figure 70. Hydroclimate dashboard and map of lookup table indices. ............................................. 120
Figure 71. Operations dashboard and map of lookup table indices. ................................................. 121
Figure 72. D-1641 Regulations dashboard and locations of user-defined tables. ............................. 122
Figure 73. Biological Opinion RPA’s dashboard and map of lookup table indices............................. 123
Figure 74. Other Regulations dashboard and map of lookup table indices. ..................................... 124
Figure 75. Run Basis location on the Run Settings dashboard........................................................... 125
Figure 76. Demands dashboard and map of lookup table indices. ................................................... 126
Figure 77. Lookup table directory. ..................................................................................................... 127
Figure 78. Elements of External PDF dashboard. ............................................................................... 128
Figure 79. Report template file. ......................................................................................................... 129
Figure 80. Studies to compare. .......................................................................................................... 130
Figure 81. Report output file.............................................................................................................. 131
Figure 82. General information. ......................................................................................................... 132
Figure 83. Generate report. ............................................................................................................... 133
Figure 84. Configuration folder. ......................................................................................................... 136
Figure 85. Report Template File. ........................................................................................................ 138

CALLITE DOCUMENTATION VERSION 3.00
XV
List of Tables
Table 1. Major facilities and constraints included in the CalLite screening model. ............................. 16
Table 2. Base assumptions of the three types of regulatory environments. ....................................... 19
Table 3. CVP cutback tiers for agricultural and M&I deliveries. ........................................................... 23
Table 4. Delta and other standards available in CalLite. ...................................................................... 32
Table 5. System-wide flow summary between CalLite v.201 and CalSim II D-1641 simulations (taf/yr).
.............................................................................................................................................................. 37
Table 6. System-wide flow summary between CalLite v2.01 and CalSim II BO RPA simulations
(TAF/yr). ................................................................................................................................................ 46
Table 7. Shortage variables and locations. ............................................................................................. 3
Table 8. Model inflow locations and corresponding CalSim II flows. ..................................................... 4
Table 9. Upper Sacramento River local inflow calculation and diversions (CalLite Arc name in
parentheses). .......................................................................................................................................... 5
Table 10. Colusa Basin local inflow calculation and diversions (CalLite Arc name in parentheses). ..... 6
Table 11. Lower Sacramento River local inflow calculation and diversions (CalLite Arc name in
parentheses). .......................................................................................................................................... 7
Table 12. Feather River local inflow calculation and diversions (CalLite Arc name in parentheses). .... 8
Table 13. Yuba River local inflow calculation and diversions (CalLite Arc name in parentheses).......... 9
Table 14. American River local inflow calculation and diversions (CalLite Arc name in parentheses). . 9
Table 15. Delta local inflow calculation and diversions (CalLite Arc name in parentheses). ............... 11
Table 16. South of Delta local inflow calculation and diversions (CalLite Arc name in parentheses). . 12
Table 17. Upper San Joaquin River CalLite inflows, accretions, and diversions. Corresponding CalSim
variables are shown in parentheses. .................................................................................................... 13
Table 18. Fresno River CalLite inflows, accretions, and diversions. Corresponding CalSim variables
are shown in parentheses. ................................................................................................................... 14
Table 19. Chowchilla River CalLite inflows, accretions, and diversions. Corresponding CalSim
variables are shown in parentheses. .................................................................................................... 14

CALLITE DOCUMENTATION VERSION 3.00
XVI
Table 20. Merced River CalLite inflows, accretions, and diversions. Corresponding CalSim variables
are shown in parentheses. ................................................................................................................... 15
Table 21. Tuolumne River CalLite inflows, accretions, and diversions. Corresponding CalSim
variables are shown in parentheses. ................................................................................................... 15
Table 22. Stanislaus River CalLite inflows, accretions, and diversions. Corresponding CalSim variables
are shown in parentheses. ................................................................................................................... 16
Table 23. Calaveras River CalLite inflows, accretions, and diversions. Corresponding CalSim variables
are shown in parentheses. ................................................................................................................... 16
Table 24. Lower San Joaquin River CalLite inflows, accretions, and diversions. Corresponding CalSim
variables are shown in parentheses. ................................................................................................... 17
Table 25. NOD CVP and SWP Project Demands as Simulated in CalLite. ............................................. 18
Table 26. SWP Contractors as simulated in CalLite. ............................................................................ 20
Table 27. CVP south of Delta contractors as simulated in CalLite. ...................................................... 21
Table 28. D-1641 requirements for Sacramento River at Rio Vista (cfs). ............................................ 45
Table 29. D-1485 requirements for Sacramento River at Rio Vista (cfs). ............................................ 45
Table 30. CalLite representation of D-1485 March minimum flow requirements at Rio Vista. .......... 45
Table 31. D-1641 minimum average monthly net delta outflow requirements. ................................ 46
Table 32. D-1485 minimum average monthly Delta outflow requirements at Chipps Island. ............ 46
Table 33. D-1641 Required X2 compliance days at Chipps Island (days). ............................................ 48
Table 34. Required X2 compliance days at Roe Island (days). ............................................................. 49
Table 35. Coefficients for the OMR flow equation for various combinations of Vernalis flow, HORB
operation and GLC operation. ............................................................................................................. 51
Table 36. CalLite implementation of closure of the Delta Cross Channel for D-1641 and D-1485
scenarios. ............................................................................................................................................. 52
Table 37. Cross channel days open with D-1485 (Scenario 7) minus days open with D-1641 (Scenario
9) over the long term. .......................................................................................................................... 52
Table 38. Jones and Banks monthly pumping limits under D-1485 and D-1641 standards. ............... 54
Table 39. D-1641 Export/Inflow Restrictions. ...................................................................................... 54

CALLITE DOCUMENTATION VERSION 3.00
XVII
Table 40. Maximum allowable salinity at Rock Slough. ....................................................................... 56
Table 41. Maximum Rock Slough salinity requirement as modeled in CalLite (in mg/L Chloride). ..... 57
Table 42. Maximum allowable salinity at Emmaton (in mmhos). ........................................................ 57
Table 43. Implementation of maximum Emmaton EC standards in CalLite (in mmhos). .................... 58
Table 44. Maximum allowable salinity at Jersey Point (in mmhos). .................................................... 58
Table 45. Implementation of Jersey Point EC standards in CalLite (in mmhos). .................................. 58
Table 46. List of critical years when projects deficiencies are assumed. ............................................. 59
Table 47. Maximum allowable salinity at Collinsville (in mmhos). ...................................................... 60
Table 48. Summary of FWS RPA Action 4 implementation. ................................................................. 61
Table 49. Maximum combined CVP and SWP exports during April and May. ..................................... 62
Table 50. Flow criteria developed by SWRCB based on the percentages of unimpaired flow. ........... 63
Table 51. System wide results for current base sea level rise scenario (TAF/yr). ................................ 90

CALLITE DOCUMENTATION VERSION 3.00
XVIII
List of Abbreviations and Acronyms
8RI = Eight River Index
AD = Accretion/depletion
Ag = Agricultural
ANN = Artificial Neural Network
B2 = §3406(b)(2) of the Central Valley Project Improvement Act
BO = Biological Opinion
BDCP = Bay Delta Conservation Plan
C2VSIM = California Central Valley Groundwater-Surface Water Simulation Model
CALFED = CALFED Bay-Delta Plan
CCF = Clifton Court Forebay
CCWD = Contra Costa Water District
cfs = Cubic feet per second
cm = Centimeter
COA =Coordinated Operations Agreement
CS2CL = WRIMS 2 model for creating CalLite inputs from CalSim inputs and outputs
CVC = Cross Valley Canal
CVP = Central Valley Project
CVPIA = Central Valley Project Improvement Act
DCC = Delta Cross Channel
Delta = Sacramento-San Joaquin Delta
DFG = California Department of Fish and Game
DI = Delivery Index
DLL = Dynamic Link Library
DMC = Delta-Mendota Canal
DSA = Demand Service Area
DSM2 = Delta Simulation Model II
DSS = Database file in Hydrologic Engineering System Data Storage System format
DV = Decision Variable (CalSim/CalLite/WRIMS 2 output variable)
DWR = California Department of Water Resources
D-xxxx = Water Right Decision
EBMUD = East Bay Municipal Utility District
EC = Electrical Conductivity
EI = Export-inflow
EID = El Dorado Irrigation District
EIS = Environmental Impact Statement
EWA = Environmental Water Account
FC&WSD = Flood Control and Water Service District
FERC = Federal Energy Regulatory Commission
FRSA = Feather River Service Area
FRWP = Freeport Regional Water Project
FVB = Fairfield, Vacaville, and Benecia
FWS = Fish and Wildlife Service

CALLITE DOCUMENTATION VERSION 3.00
XIX
GCC = Glen-Colusa Canal
GLC = Grant Line Canal
GUI = Graphical User Interface
HEC-DSS = Hydrologic Engineering System Data Storage System
HORB = Head of Old River Barrier
ID = Irrigation District
IPCC = Intergovernmental Panel on Climate Change
IWFM = Integrated Water Flow Model
JPOD = Joint Point of Diversion
KCWA = Kern County Water Agency
km = Kilometer
LCPSIM = Least-Cost Planning SIMulation model
LOD = Level of Development
LYRA = Lower Yuba River Accord
MAF = Million acre-feet
MAF/yr = Million acre-feet per year
M&I or MI = Municipal and industrial
Mmhos /cm = Milliohms /centimeter
MWD = Metropolitan Water District
MWDSC = Metropolitan Water District of Southern California
NCD = Net consumptive depletions
NDO = Net Delta Outflow
NMFS = National Marine Fisheries Service
NPS = National Park Service
OCAP = Operations Criteria and Plan (for CVP)
OMR = Old and Middle River
QWEST = Minimum flow standard on San Joaquin River near Jersey Point
PCWA = Placer County Water Agency
PP = Pumping Plant
RBDD = Red Bluff Diversion Dam
ROD = Record of Decision
RPA = Reasonable and Prudent Alternatives
SB 1 = Senate Bill 1
SCWA = Sacramento County Water Agency
SBA = South Bay Aqueduct
SJR = San Joaquin River
SJWD = San Juan Water District
SLR = Sea level rise
SMUD = Sacramento Municipal Utility District
SRI = Sacramento River Index
SV = State Variable (CalSim/CalLite/WRIMS 2 input variable)
SWP = State Water Project
SWRCB = State Water Resources Control Board
TAF = Thousand acre-feet
TAF/yr = Thousand acre-feet per year
TCC = Tehama-Colusa Canal

CALLITE DOCUMENTATION VERSION 3.00
XX
UARM = Upper American River Model
USBR = United States Department of the Interior, Bureau of Reclamation
USFWS = United States Fish and Wildlife Service
USGS = United States Geological Survey
VAMP = Vernalis Adaptive Management Plan
X2 = location of the 2 parts per thousand salinity contour (isohaline), one meter off the bottom of
the estuary, as measured in kilometers upstream from the Golden Gate Bridge
YCWA = Yuba County Water Agency
WA = Water Agency
WBA = Water Budget Area
WD = Water District
WPD = Watershed Protection District
WR = water right
WRESL = Water Resources Engineering Simulation Language
WRIMS 2 = Water Resources Integrated Modeling System
WSD = Water Storage District
WSI-DI = Water Supply Index - Delivery Index
yr = Year

CALLITE DOCUMENTATION VERSION 3.00
1
Summary
The California Department of Water Resources (DWR) and United States Bureau of Reclamation
(Reclamation) have developed and maintained CalLite, a screening-level planning model, for
analyzing Central Valley water management alternatives.
This reference manual describes a new version of CalLite (Version 3.00). Major enhancements since
the last release (Version 2.01), include:
• Climate Change scenarios for Early Long Term and Late Long Term Q1-Q5 based on the
BDCP analysis
• Los Vaqueros Enlargement
• Shasta Enlargement
• D-1485 regulatory options
• Payback wheeling
• “Quick Select” options for running typical regulatory environments (D-1485, D-1641,
and BO)
• San Joaquin River Restoration
• Dynamic San Joaquin capability
• B2 Actions
• Generation of WSI-DI curves
• Forecast Allocation Method (FAM)
• Custom Results (MTS/DTS Tree)
• Batch Run Capability
• Mass Balance Schematic
CalLite 3.0 has been developed using the Water Resources Integrated Modeling System (WRIMS 2)
software, a modeling framework developed and used by DWR and Reclamation in CalSim modeling.
The advantages of using WRIMS 2 over GoldSim based CalLite and WRIMS 1 are as follows:
• Corroboration studies between CalLite and CalSim II will be directly comparable,
because both models have the same solution algorithm and similar assumptions and
data structures.
• DWR and Reclamation staff expertise in using WRIMS 2 easily transfers between CalSim
II and CalLite.
• WRIMS2 affords the capacity to add new features in the future such as daily time step
modeling, reservoir routing, Monte Carlo simulation, or a dynamic link library (DLL) for
groundwater simulation.

CALLITE DOCUMENTATION VERSION 3.00
2
Other important features of the CalLite model are:
• Run time is much shorter than CalSim II (about 6 minutes on an up-to-date modeling
computer), because of lumped hydrology and a reduced number of solution cycles.
• An intuitive Java-based Graphical user Interface (GUI) allows both novice and expert
modelers to construct scenarios, post process and view results.
• The GUI can be easily modified to accommodate future regulation changes and model
capabilities.
• The ability to run independently of the GUI allows the use of pre-processing scripts to
automatically parameterize and run of a large number of studies in a short amount of
time.
• The results obtained from a typical CalLite run are within 1% of a corresponding CalSim
run.

CALLITE DOCUMENTATION VERSION 3.00
3
1 Introduction
California is experiencing unprecedented pressures on its water resources and water infrastructure.
Recent issues such as the Sacramento-San Joaquin Delta (Delta) ecological crisis, court-mandated
cutbacks due to endangered species concerns, and southwest drought have combined with longer-
term issues such as population growth and climate change to create a tenuous water supply picture
in California. Various state, federal, and regional planning processes are considering significant
changes to California water management to improve water supply reliability, protect fisheries and
enhance ecosystems, and improve water quality.
In 2007, DWR and Reclamation embarked on the development of a rapid, interactive screening
model for Central Valley water management. DWR and Reclamation identified the need for a tool
that bridges the gap between more detailed system models managed by these agencies and
policy/stakeholder demands for rapid and interactive policy evaluations. This screening model,
named CalLite, simulates the hydrology of the Central Valley, reservoir operations, SWP and CVP
operations and delivery allocation decisions, existing water sharing agreements, and Delta salinity
responses to river flow and export changes. The existing hydrology and operations planning model,
CalSim II (Munévar and Chung 1999, Draper et al. 2004), was used to provide aggregated hydrology
and guidance on system operating rules, and previously developed Artificial Neural Networks (ANNs)
were embedded in CalLite to simulate Delta flow-salinity relationships.
CalLite simulates water conditions in the Central Valley over an 82-year planning period (water years
1922-2003) in about 6 minutes and allows interactive modification of a variety of water
management actions including enlargement of existing storage facilities, demand management, and
river and Delta channel flow and salinity targets. In addition, CalLite can simulate observed or
possible future hydrologic regimes to enable the user to determine climate change impacts. The tool
is designed to assist in the screening of a variety of water management options and for use in a
variety of stakeholder processes for improved understanding of water system operations and future
management.
The first version of CalLite (Version 1.00R) was released in July 2008, followed by Version 1.10R in
February 2009. This documentation describes the development, structure, and use of the newest
version of the CalLite model (Version 3.00). While Versions 1.00 and 1.10 of were implemented in
the GoldSim modeling platform (Islam et al. 2011), Versions 2.00 and 3.00 are implemented using a
simulation engine developed using WRIMS 2, and a customized GUI that replicates the functionality
contained in previous versions of CalLite.
The first several sections of this document provide the general context and role of screening models
in California water planning and outline the objectives in the development of CalLite. The modeling
platform and model representation of the physical system are then described, including a discussion
of the differences between CalLite and CalSim II. This discussion is followed by a description of the
hydrology and system operations (including regulations) included in the CalLite model, which is
supported by a detailed hydrology development appendix (Appendix A). Several innovative features
of CalLite are then described in detail. Comparisons of CalLite and CalSim II model results are
provided in order to illustrate the consistency of the two models. Finally, this document includes a
discussion of limitations of the CalLite model and associated data sets and provides future directions

CALLITE DOCUMENTATION VERSION 3.00
4
that are being considered by DWR and Reclamation. Appendices provide additional detail on such
topics as regulatory controls, sea level rise, delivery allocation procedures, and model assumptions
as compared to CalSim II.
While CalLite simulates the hydrology and operations over much of the same geographic area as the
CalSim II model, there are several features in the CalLite screening model that are unique and are
highlighted here. These innovative features or capabilities permit a range of analyses to be
conducted that are distinct from those that can be reasonably performed in existing system models.
These features are highlighted here and documented further in Section 7 of this report.
Rapid runtime and interactive interface
CalLite simulates monthly water conditions in the Central Valley over an 82-year planning period in
approximately 6 minutes and allows interactive access to simulation controls and results. While
short runtime is not a benefit in of itself, it does allow many more alternatives or trials to be
explored, and is necessary for any reasonable analysis of uncertainty. Interactive controls and
output displays allow the CalLite model to be accessible to a broader user-base.
Delta requirements and facility controls
CalLite incorporates a flexible approach for allowing user-selection and specification of Delta
requirements to be implemented in simulations. A menu of existing and potential future Delta
requirements has been developed. CalLite users may also specify alternative values for various
controls. The Delta controls allow for inclusion and specification of user-defined Old and Middle
River (OMR) and QWEST flow restrictions.
Demand management options
CalLite currently incorporates both “current” and “future” levels of demand as established in the
Common Assumptions Common Model Package (Version 9B) (DWR 2009). However, an option also
exists for user-specified SWP and CVP south of Delta demands. This capability allows for exploration
of demand management in the export area.
Sea level rise simulation capabilities
In addition to modeling Delta conditions under historical sea levels, CalLite also has two options for
sea level rise associated with global climate change (15 centimeter (cm) and 45 cm rise).

CALLITE DOCUMENTATION VERSION 3.00
5
2 California Water Planning and Role of
Screening Models
Many existing computer models are applied for California water planning and management. The
capabilities of these models cover a wide range of analysis categories: hydrology, system operations,
hydraulics/hydrodynamics, water quality, lake and river temperature, groundwater, ecosystems,
agricultural water use, fish mortality, economic optimization, and others. Due to the complex nature
of California’s Central Valley water resources system, each of these existing models is necessarily
detailed in order to capture specific system responses. These tools are important to the
understanding of physical processes and play a critical role in California water planning.
A typical application of these models in a water management setting is as follows: (1) policymakers
are faced with water management problems and request technical support, (2) technical teams are
formed and develop a list of studies to be performed, (3) modeling teams develop simulations for
specific resource areas, and (4) results of these model simulations are processed, analyzed, and
summarized for policymakers and stakeholders. This process is generally repeated several times
until the questions have been framed properly and sufficient information has been developed to
make informed decisions.
Many of the problems (and solutions) facing California water today are ill-defined and require
significant exploration of the decision space and causal relationships. Often, existing tools are not
well-suited for exploratory analysis due to issues such as long runtimes, lack of multi-disciplinary
dynamic linkages, limited accessibility for non-technical stakeholders, and lack of immediate
graphical responses to specified management scenarios. This gap in the array of available analytical
tools is what motivated the development of CalLite.
CalLite is designed for use in a variety of stakeholder processes for improved understanding of water
system operations and management. The tool bridges the gap between more detailed system
models, such as CalSim, maintained by DWR and Reclamation, and policy and stakeholder demands
for rapid and interactive policy evaluations. The role of the screening model along with key
characteristics in terms of complexity and ease of use is illustrated in Figure 1. As shown in Figure 1
(a), the models at the top of the pyramid allow exploration, user interaction, and are accessible to
non-expert modelers. In contrast, the models at the bottom of the pyramid are highly complex and
require expert modelers to operate.
Figure 1 (b) briefly depicts the relationship between CalLite and the other modeling tools used and
managed by DWR and Reclamation. CalSim is the Central Valley-wide water system detailed model,
which requires input such as hydrology, demands, regulations, and operational constraints. The
outputs (i.e., river flows, reservoir storage etc.) from the CalSim model are used as input boundary
conditions to the physically based models (Delta Simulation Model II (DSM2) and Integrated Water
Flow Model (IWFM)). The flow and salinity outputs from DSM2 are used to train an Artificial Neural
Network (ANN), which is then used by the CalSim and CalLite models to rapidly replicate DSM2
results during simulations. CalLite uses hydrologic and demand timeseries data from a base CalSim
run as inputs, which allows it to closely replicate CalSim results under different modeling

CALLITE DOCUMENTATION VERSION 3.00
6
assumptions. Lastly, final alternatives generated from a CalLite screening analysis are modeled in
more detail using CalSim, when producing final results for environmental impact analyses or
feasibility studies and reports (Islam et al. 2011).
CalLite includes the most important dynamic system responses, but simplifies or aggregates less
important system features. CalLite is not a replacement for existing detailed and complex models,
but rather is informed by the data and results of existing models and allows users to explore future
water management actions, improve understanding, and support more stakeholder-involved
decision-making. CalLite allows screening of a suite of alternatives to identify a smaller subset to be
incorporated into more detailed models. In this sense, CalLite becomes part of a portfolio of
analytical tools that range in complexity and stakeholder accessibility.

CALLITE DOCUMENTATION VERSION 3.00
7
Figure 1. Conceptual diagram of (a) relative complexity and easy of model use and (b) the
relationship between the CalLite screening model and other existing tools managed by
the Department of Water Resources and U.S. Bureau of Reclamation (Mid-Pacific
Region).
Screening
model
(CalLite)
Empirical model
(Artificial Neural Network (ANN)
Flow-Salinity Model)
Processes operation model
(CalSim-Hydrology and system operation model)
Physical based model
(Integrate Water Flow Model (IWFM)-regional groundwater model, Delta
Simulation Model 2 (DSM2)-Hydrodynamic and Water Quality model)
(a)
CalLite
(Output: Water Delivery, Reservoir
Storage, River Flow)
CalSim
(Same as CaLite)
ANN
(Output: Salinity)
DSM2 /IWFM
(Output: Salinity, Turbidity,
Groundwater Flow, Stream Flow)
(b)

CALLITE DOCUMENTATION VERSION 3.00
8
3 Modeling Platform
Version 3.00 of the CalLite screening model consists of a simulation engine produced using WRIMS 2
in executable form (.exe) and a standalone GUI that allows the user to design and run scenarios and
view model results. WRIMS 2 is the generalized Water Resources Integrated Modeling System
software for evaluating operational alternatives of large and complex river basins (DWR 2011). It
was originally developed to implement the CalSim II model. WRIMS 2 uses a linear programming
(LP)/mixed integer linear programming (MILP) solver to determine an optimal set of decisions for
each time period given a set of relative weights and system constraints. The system constraints and
weights are specified using the Water Resources Engineering Simulation Language (WRESL) (DWR
2000a, 2000b). For Version 3.00 of CalLite, WRESL code was written to implement a simplified
version of the system simulated in CalSim II, thereby reducing run time while still maintaining the
key features of the system.
3.1 Structure of WRIMS 2-based CalLite
Figure 2 shows the design of the new WRIMS 2-based version of CalLite. The code for the model is
written in WRESL, and WRIMS 2 is used to compile that code into an executable (CalLite.exe) which
performs all of the model calculations. The distributed version of the model includes this executable
together with the CalLite GUI. The user uses the CalLite GUI to design scenarios and specify any
customized settings desired. When the user clicks the button to run a scenario, the GUI first creates
a temporary folder and copies the appropriate input files and libraries into that folder. The GUI then
calls CalLite.exe and runs the scenario. Outputs from CalLite.exe are stored in the Hydrologic
Engineering System Data Storage System (HEC-DSS) - the same format as CalSim II. After the run is
completed, the user can use the GUI to view these outputs in graphical and tabular format.
While most of the interactions shown in Figure 2 will be invisible to the user, use of WRIMS 2 and
WRESL will allow model developers to make changes as needed to the CalLite.exe simulation engine.
For example, changes could be made to add different management or regulatory options or update
code to improve calculations or consistency with CalSim II. Likewise, the CalLite GUI can also be
customized by developers in parallel with changes in the simulation engine. The GUI.xml file and GUI
linking tables (see Figure 2) are used to specify the GUI options that will be available for a given
version of CalLite. In addition to facilitating the normal process of updating and improving the
software as time goes by, these features will enable developers to create customized versions of
CalLite for different users and for different purposes.

CALLITE DOCUMENTATION VERSION 3.00
9
Figure 2. Design of WRIMS 2-based CalLite, illustrating the CalLite GUI as an interface
between the user and the technical components.
3.2 CalLite Utilities
A number of utilities complement the CalLite WRIMS 2 model and GUI. These are summarized here
and described in more detail in the appendices:
CS2CL (“CalSim to CalLite”) tool. This is a WRIMS 2 model that is used to create timeseries inputs to
the CalLite model. These inputs include inflows and accretion-depletion terms listed in Appendix A,
along with many other timeseries used by CalLite. These timeseries are either directly imported
from CalSim II input and output, or they are new timeseries that are calculated from the CalSim II
timeseries and additional factors. In versions of CalLite prior to Version 2.00, these timeseries were
developed using MS Office Excel spreadsheets, but this method proved tedious and error-prone.
Generating these timeseries in a WRIMS 2 model has a number of advantages, including consistency
in coding with CalLite itself, generation of a record of exactly how timeseries are generated, easier
updating of timeseries and tracking of changes, and automation of the procedure for generating
timeseries. More details about the CS2CL model are available in Appendix H.
Running CalLite WRIMS 2 model without the GUI. For greater customization and flexibility, the
CalLite model can also be run manually (i.e. without the GUI). Appendix I describes the procedure
for doing this, which involves modifying input text files and double-clicking on a Windows batch file
to run the model. One potential use of this manual run capability would be to set up and batch run a
very large number of CalLite studies, which could be more efficient than having to parameterize and
run each individual study through the GUI.

CALLITE DOCUMENTATION VERSION 3.00
10
CalLite Report Tool. The report tool is a quick and easy way to compare the results of two CalLite
studies, two CalSim studies, or a CalLite study to a CalSim study. The report tool can be run using the
External PDF tab in the CalLite GUI. By default the CalLite GUI will display a standard report that
compares two CalLite studies, but this report can also be customized by editing a template file that
accompanies CalLite. Appendix J describes how to use the report tool and how to edit the template
file to create other customized reports.

CALLITE DOCUMENTATION VERSION 3.00
11
4 Model Representation of the Physical
System
CalLite represents the Central Valley water resource system based on a simplified network. The
simplified network was developed in cooperation with SWP and CVP operators and planners in
terms of criteria that tend to control project operations. Once these controls were agreed upon and
the level of spatial complexity was determined, aggregation of the planning-level hydrology from
the existing CalSim II model was developed to produce the CalLite model hydrology. The relationship
between the CalSim II and CalLite hydrology is maintained through the pre-processing tool (CS2CL)
described in the preceding section. This pre-processing tool can be used to synchronize the
hydrology between the two models as changes are made to both models in the future. The physical
system is shown in Figure 3 and the resulting CalLite network is shown in Figure 4. Figure 42, Figure
43, and Figure 44, in Appendix A show parts of the schematic at a larger scale that is easier to read.
North of the Delta, the schematic in Figure 43 is almost identical to the schematic used in Version
1.10R of CalLite, except that two nodes on the Yuba River upstream of Daguerre Point Diversion
Dam that were in Version 1.10R are not included in the newest version of CalLite. In the Delta and
south of the Delta, Version 3.00 has a more detailed schematic than earlier versions of CalLite. This
additional detail is needed to properly model and understand the implications of different water
management alternatives in those areas.

CALLITE DOCUMENTATION VERSION 3.00
12
Figure 3. Geographic extent and general location of SWP and CVP facilities simulated in
CalLite.

CALLITE DOCUMENTATION VERSION 3.00
13
Figure 4. CalLite Schematic.

CALLITE DOCUMENTATION VERSION 3.00
14
4.1 River Basins Incorporated
The CalLite screening model incorporates a simplified version of the CalSim II schematic as the basis
for the system configuration and identification of operational constraints. CalLite incorporates the
hydrology and operation of the upper Trinity River, Sacramento River, lower Feather River, lower
Yuba River, lower American River, and the Delta. The hydrology of the Sacramento Valley and the
Delta and treatment of SWP and CVP demands are described in detail in Appendix A. With CalLite
3.0, users have the option to run a study with either a fixed or a dynamic SJR system. Under a fixed
system, the San Joaquin River and its tributaries will not be simulated in CalLite. Instead, the inflow
to the Delta from the San Joaquin is set equal to the flow at Vernalis as computed by CalSim II.
Under a dynamic SJR system, the San Joaquin River, its tributaries, and the major storage facilities in
that basin are modeled during the simulation. SJR regulations can also be modified by the user when
CalLite is run with the dynamic SJR system.
4.2 Major Storage and Conveyance Facilities
Table 1 lists all the major storage and conveyance facilities represented in CalLite. All major facilities
included in CalSim II in the Sacramento Basin are represented here, except for New Bullards Bar and
Engelbright reservoirs on the Yuba River. The configuration of the Delta and facilities just south of
the Delta (i.e. Banks and Jones Pumping Plants) is identical to that in CalSim II. The representation of
the Delta Mendota Canal (DMC), California Aqueduct, and San Luis Reservoir remains largely
consistent with CalSim II, though the schematic is more aggregated.
4.3 Sacramento Valley Hydrology Aggregation
Hydrologic inputs for the major reservoirs in CalLite are identical to those used in CalSim II.
However, the valley floor river accretions and depletions were aggregated to match the reduced
CalLite schematic. The hydrology and water management in the Sacramento and San Joaquin valleys
is extremely complex as water is diverted from streams and rivers, applied to agricultural and urban
areas, and often reused before returning to the surface water system through drainage networks.
Since the current focus of CalLite is to explore regional and cross-Delta water management actions,
much of the valley floor stream/drainage network and water supply system was simplified. In
CalLite, SWP and CVP contractor diversions are simulated dynamically and surface water is delivered
to these users based on allocation logic. In contrast, non-project diversions are pre-determined and
set equal to non-project diversions in CalSim II. These simplifications led to a significant reduction in
the complexity of the network. All hydrology for both the CalLite and CalSim II models is specified on
a monthly basis for an 82-year planning period. Appendix A describes the hydrology development
for CalLite in detail.
4.4 South of Delta Export Area Demand Aggregation
The representation of the DMC, California Aqueduct, and San Luis Reservoir is largely consistent
with CalSim II, but spatial extent and contractor diversity are simplified. Demands and deliveries to
the SWP and CVP south of Delta contractors have been aggregated into a smaller number of delivery
points. While Version 3.00 of CalLite aggregates CalSim II deliveries and facilities south of the Delta,
the system is represented in greater detail than it was in Version 1.10R of CalLite, especially south of

CALLITE DOCUMENTATION VERSION 3.00
15
Dos Amigos Pumping Plant, which the earlier version of CalLite did not portray. Joint use operations
and the Mendota Pool are also represented in Version 3.00 of CalLite in more detail than in previous
versions of CalLite.
4.5 Regulatory Constraints
The regulatory constraints used in CalLite are summarized in Table 1 and discussed in Section 5.
Water Right Decision 1485 (D-1485) (SWRCB 1978) and Decision 1641 (D-1641) (SWRCB 1999)
requirements can be turned off or modified by the user through the Regulations dashboard in the
interface. Options are also available to simulate regulatory standards based on the Reasonable and
Prudent Alternatives (RPAs) in the Fish and Wildlife Service (FWS) and National Marine Fisheries
Service (NMFS) Biological Opinions (BOs) (FWS 2008, NMFS 2009). Details regarding the Delta
regulatory constraints in D-1485, D-1641, and the BO RPAs are described in Appendix C. Appendix D
has more information on the Sacramento Basin instream flow standards listed in Table 1.
Implementation of these standards and operations to satisfy the requirements are identical to those
in CalSim II.

CALLITE DOCUMENTATION VERSION 3.00
16
Table 1. Major facilities and constraints included in the CalLite screening model.
Storage Facilities
Conveyance Facilities
Operational/Regulatory Constraints
Sacramento
Basin
Trinity Lake
Whiskeytown
Lake
Shasta Lake
Lake Oroville
Folsom Lake
• Clear Creek Tunnel
• Spring Creek Tunnel
• Trinity River
• Clear Creek
• Sacramento River
• Feather River
• American River
• Yuba River
• Fremont Weir
• Sacramento Weir
• Yolo Bypass
• Trinity River Minimum Flows
• Clear Creek Minimum Flows
• Keswick Minimum Flows
• Red Bluff Minimum Flows
• Navigation Control Point at Wilkins Slough
• Feather River Minimum Flows
• Nimbus Minimum Flows
• American River Min Flows @ H St
• Lower Yuba/Daguerre Pt Controls
CVP / SWP
South-of-Delta
CVP San Luis
Reservoir
SWP San Luis
Reservoir
• California Aqueduct
• Delta Mendota Canal
• O'Neill Forebay
• San Luis Pumping Plant
• Dos Amigos Pumping Plant
• South Bay Aqueduct
• Coast Aqueduct
• Cross Valley Canal
• Chrisman Pumping Plant
• Pearblossom Pumping Plant
• Warne Power Plant
• Mendota Pool
• San Luis Operations
• California Aqueduct Capacity Restrictions
• DMC Aqueduct Restrictions
• Delivery Allocation Procedure
San Joaquin
River Basin
None
• San Joaquin River at Vernalis
• Upstream operations and regulatory
constraints are either: 1) Fixed =
implicit in
the boundary condition flow at Vernalis
(timeseries from CalSim); or 2) Dynamic =
simulated real time in CalLite.
o VAMP Pulse Flows
o Vernalis 60-day Pulse Flow RPA
(NMFS Action 4.2.1)
o Stanislaus Flow RPA
(NMFS Action 3.1.3)
o SJR Restoration Flows
(Interim or Full)

CALLITE DOCUMENTATION VERSION 3.00
17
Table 1 (cont’d). Major facilities and constraints included in the CalLite screening model.
Storage Facilities
Conveyance Facilities
Operational/Regulatory Constraints
Sacramento-San
Joaquin Delta
None
• Delta Cross-Channel
• North Bay Aqueduct
• Jones Pumping Plant
•
Banks Pumping Plant
• SWRCB D-1485/D-1641 standards for Delta
outflow, Rio Vista minimum flow, and
salinity
• SWRCB D-1641 standards for X2, EI ratio
• FWS BO RPA standards for OMR flows and
Fall X2
• D-1641/D-1485, VAMP, and NMFS BO RPA
export restrictions
• Delta Cross-Channel Gate Operation (D-
1641/D-1485 and NMFS BO RPA)
4.6 Incorporation of Future Water Management Actions
CalLite 3.00 includes the capability to simulate several possible future water management actions.
Currently, users may simulate an enlargement of Shasta and of Los Vaqueros. CalLite includes only
skeletal implementations of these facilities and the results should be considered draft. The future
water management actions are discussed further in Appendix B.

CALLITE DOCUMENTATION VERSION 3.00
18
5 Regulatory Environment
State Water Board Decision 1485 (D-1485) was issued in August of 1978 to protect vested water
rights and the public interest. The underlying principal of D-1485 is that “water quality in the Delta
should be at least as good as those levels which would have been available had the state and federal
projects not been constructed. The D-1485 standards aim to protect the beneficial uses of the
water of the Sacramento-San Joaquin Delta (Delta) and Suisun Marsh. The State Water Resources
Control Board (Board) did not intend to resolve the water quality problems in the southern Delta
through D-1485 because the Board agreed that the SWP and CVP facilities covered by the permits
before the Board in the D-1485 proceedings did not appear to have a direct impact on water quality
conditions in the southern Delta.
D-1485 modified the permits held by the Bureau of Reclamation (Bureau) and the Department of
Water Resources (DWR) and established water quality standards to follow. All burden of meeting
the standards was placed on the SWP and CVP, but no priority was established between the two.
The Board declared that: “water quality standards in the Delta must be satisfied prior to any export
from the Delta to other areas for any purpose [and that] these standards must be maintained as first
priority operating criteria”.
In 1986, the Racanelli Decision overturned D-1485 because its use of “pre-project construction”
conditions as a measure of flows needed to protect existing water rights in the Delta focused on
water rights instead of beneficial uses. The courts also concluded that the use of “pre-project
construction” conditions was invalid because it placed all responsibility on the CVP and SWP and
ignored other Delta water rights holders.
Thirteen years later, in 1999, State Water Board Decision 1641 (D-1641) was issued and has
continued to be the overlying water quality regulation for the water projects. Its primary purpose
was to allocate responsibility for implementing the flow-dependent objectives of the 1995 Bay-Delta
Plan. D-1641 sets today’s minimum outflow requirements for the Delta, delta cross channel
operations, minimum river flows at Rio Vista, X2 requirements for salinity control, export restrictions
through the export-inflow ration and Vernalis criteria, and salinity standards at Emmaton, Jersey
Point, Rock Slough, and Collinsville.
The biological opinions (BOs) implemented in CalLite are the Reasonable and Prudent Alternatives of
the U.S. Fish and Wildlife Service (USFWS) Operational Criteria and Plan (OCAP) Delta Smelt BO
(issued December 2008) and the National Marine Fisheries Service (NMFS) OCAP Salmonids BO
(issued June 2009). In CalLite these BOs set: minimum flow requirements below Whiskeytown Dam
at Clear Creek (NMFS Action 1.1.1), additional X2 salinity requirements (FWS Action 4), additional
closure of the delta cross channel gates during flushing flows in Oct-Dec (NMFS Action 4.1.2), flow
restrictions at Old and Middle River (FWS Actions 1-3), limited CVP and SWP exports in April and
May (NMFS 4.2.1), and minimum flow requirements below Goodwin Dam on the Stanislaus River
(NMFS 3.1.3).

CALLITE DOCUMENTATION VERSION 3.00
19
5.1 Base Assumptions
The base model assumptions for the three regulatory environments are shown in Table 2. More
thorough descriptions of the regulatory standards as implemented in CalLite are located in Appendix
C and Appendix D.
Table 2. Base assumptions of the three types of regulatory environments.
D-1485
D-1641
D-1641 + BO RPAs
Hydrology
PreBO D-1641 hydrology (either Future or Existing) and VAMP “ON” timeseries
VAMP OFF
South Delta export
limits Apr 15th – May
15
th
South Delta export limits Apr 15th – May 15th
Delta Cross
Channel
Closed Jan-Apr 15th
and 20 days in Apr
16th-May 31st when
DOI>12,000 cfs
*Closed 45 days Nov-
Jan.
*Closed Feb-May.
*Closed 14 days June.
*Closed 45 days Nov-Jan.
*Closed Feb-May.
*Closed 14 days June.
*Conditional closure Oct 1
st
-Jan 31 (NMFS BO IV 1.2)
EI Ratio None
35% Feb-Jun, 65% Jul-
Jan
35% Feb-Jun, 65% Jul-Jan
Delta Outflow
and Rio Vista
Requirements
D-1485 standard:
varies by month
*D-1641 standard:
varies by month
*X2 requirement
*Roe Trigger standard
*D-1641 standard: varies by month
*X2 requirement
*Roe Trigger standard
*FWS BO Action 4
Salinity Req’s
Emmaton, Jersey
Point, Rock Slough,
Collinsville,
Antioch, Chipps
Island
Emmaton, Jersey
Point, Rock Slough,
Collinsville
Emmaton, Jersey Point, Rock Slough, Collinsville
JPOD
OFF
On
On
Intertie + CV
Wheeling
On On On

CALLITE DOCUMENTATION VERSION 3.00
20
6 Simulated Operations of Existing
Facilities
While many aspects of the Central Valley's water resources system were simplified for
implementation in CalLite, some parts of the model are identical to CalSim II model. These areas
include (1) aspects governing operation and control of Delta facilities, water quality, and channel
flows; and (2) delivery allocation procedures for the CVP and SWP. A useful reference on CalSim
assumptions, many of which are replicated in CalLite, is the report on the Common Assumptions
Common Model Package (Version 9B) (DWR 2009).
6.1 Upstream Reservoirs and Operations
A list of the operational criteria used in CalLite, is included below.
6.1.1 CVP Reservoirs and Operations
6.1.1.1 Trinity Reservoir
• Flood Control – Safety of Dams
• Fish and Wildlife Requirements on the Trinity River immediately below Lewiston
• Transbasin Exports through the Clear Creek and Spring Creek Tunnels
• Hydropower Operations
6.1.1.2 Whiskeytown Reservoir
• Maximum permissible/targeted storage levels
• Fish and Wildlife Requirements on Clear Creek
6.1.1.3 Shasta and Keswick Reservoir Operations
• Flood Control
• Fish and Wildlife Requirements on the Sacramento River immediately below Keswick
• Minimum Flow for Navigation – Wilkins Slough
• Hydropower Operations
6.1.1.4 Folsom and Natoma Reservoir Operation
• Flood Control
• Fish and Wildlife Requirements on the American River immediately below Nimbus
• Hydropower Operations

CALLITE DOCUMENTATION VERSION 3.00
21
6.1.1.5 Trinity-Shasta-Folsom Balancing
The balancing of storage between Trinity, Shasta, and Folsom reservoirs in CalLite is done using the
same criteria as in CalSim II. Storages in these reservoirs are balanced through model weights that
encourage equivalent storage zones in the three reservoirs to be filled to the same proportional
level, all else being equal. The weights encouraging zone balancing are relatively low, so that
reservoir balancing will not take priority over other project operations.
6.1.1.6 NOD-San Luis Storage Balancing
CVP north of Delta storage is balanced with storage in San Luis Reservoir using the same CVP San
Luis rule curve criteria established and applied in CalSim II. If CVP San Luis storage is below rule
curve, the model weights encourage water to be pulled from CVP north of Delta reservoirs down to
CVP San Luis. When storage is above the rule curve, priority is given to leaving water in storage
north of Delta. The CVP San Luis rule curve usually peaks in April or May and is at its lowest in
September, and is higher in wet years and lower in dry years.
6.1.2 SWP Reservoirs and Operations
6.1.2.1 Oroville/Thermalito Reservoirs and Operations
• Flood Control
• Fish and Wildlife Requirements on the Feather River
• Hydropower Operations
6.1.2.2 Oroville-San Luis Storage Balancing
Oroville storage is balanced with storage in San Luis Reservoir using the same CVP San Luis rule
curve criteria established and applied in CalSim II. Oroville-San Luis balancing criteria is similar to
that described for CVP above.
6.2 Delivery Allocation Decision-Making
Delivery allocations for the CVP and SWP are calculated by either the Water Supply Index – Delivery
Index (WSI-DI) Method or the Forecast Allocation Method (FAM).
The WSI-DI method is the procedure currently used in CalSim II. This logic develops an allocation
decision for system-wide CVP and SWP deliveries based on water in storage, forecasts of usable
inflow, and storage carryover targets. The allocations for the CVP Water Right, Exchange, and
Settlement contractors and SWP Feather River Service Area contractors are dependent on reservoir
inflow criteria. South-of-Delta delivery allocations for the CVP are based on water in CVP San Luis
storage plus projections of available water for export prior to low point. This is identical to the
current procedure used in CalSim II.
FAM is developed based on the California Allocation Module (CAM). The model is developed by
utilizing the multi-step optimization functions in WRIMS 2. FAM is coupled with the CalLite model by
working as an additional cycle.
Appendix G describes these allocation procedures in more detail.

CALLITE DOCUMENTATION VERSION 3.00
22
6.3 Coordinated Operations Agreement
The Coordinated Operations Agreement (COA) (USBR and DWR 1986) assigns responsibility for
releases for in-basin uses or apportions available water for export to the CVP and SWP depending on
the hydrologic conditions. If stored water must be withdrawn from project reservoirs to meet in-
basin uses (including Delta requirements), the responsibility for releases is shared in the ratio 75:25
between the CVP and SWP, respectively. Under conditions in which unstored water is available for
export (exports exceed project storage withdrawals), the water is shared in the ratio 55:45 between
the CVP and SWP, respectively. If one party cannot use its entire share of water under the COA, the
other party is permitted to use the unused share. The COA is implemented in CalLite in exactly the
same way as in CalSim II.
6.4 Delta and Export Operations
6.4.1 Delta Requirements and Export Controls
Delta requirements and export controls are implemented in the same manner as in CalSim II. Due to
the importance and scrutiny of these requirements and operational control, they are summarized in
Section 7.4 and described in detail in Appendix C and Appendix D. In addition to the minimum health
and safety pumping rates described for Jones and Banks below, export caps associated with BO RPA
actions cannot be reduced below 1500 cubic feet per second (cfs) for both pumping plants
combined. This is to avoid rapid drawdown of San Luis Reservoir for dam safety reasons, which
could occur under situations where supplies are available and allocated but exports are constrained
by the RPAs.
6.4.2 Jones Exports
Exports at Jones Pumping Plant are governed by the need to meet demands on the Delta Mendota
Canal and San Luis Unit, desired storage levels for CVP water in San Luis Reservoir, availability of CVP
water for export in the Delta, regulatory limits, and physical capacity of the pumping plant and the
conveyance facilities. The target pumping level is determined by a CVP south of Delta demand which
includes demands from both contractors and for maintaining CVP San Luis target storage levels.
Export limits due to regulatory controls then serve as a cap on total project exports. In the current
CalLite version, the allowable export curtailments are shared 50/50 between the SWP and the CVP.
A minimum pumping rate of 800 cfs is applied for health and safety requirements. The minimum
pumping rate is reduced to 600 cfs when storage in Lake Shasta is less than 1500 thousand acre-feet
(TAF), to conserve storage in Shasta.
6.4.3 Banks Exports
Exports at Banks Pumping Plant are subject to similar controls as Jones Pumping Plant: demands on
the California Aqueduct, desired storage levels for SWP water in San Luis Reservoir, availability of
SWP water for export in the Delta, regulatory limits, and physical capacity of the pumping plant and
the conveyance facilities. The target pumping level is determined by the SWP south of Delta demand
which includes demands from both contractors and for maintaining SWP San Luis and terminal
reservoirs at target storage levels. Export limits due to regulatory controls then serve as a maximum

CALLITE DOCUMENTATION VERSION 3.00
23
on total project exports. In Version 3.00 of CalLite the allowable export curtailments are shared
50:50 between the SWP and the CVP. A minimum pumping of 300 cfs is applied for health and safety
requirement.
6.5 South of Delta Operations
6.5.1 CVP Delivery Allocations
6.5.1.1 Delivery Allocations
Overall CVP delivery allocations are made through the water supply index approach. This allocation,
or delivery target, is specified as the sum of all CVP contractor categories. A separate process,
identical to that in CalSim II, performs the assignment of water to specific contractor types or
categories. A tiered reduction scheme is employed so that contractor allocations match the overall
delivery allocations (DWR 2009), as shown in Table 3. The model proceeds sequentially through
each tier until sufficient cuts have been made. In addition, exchange contractor deliveries are always
cut from 100% to 77% when the Shasta water year type is critically dry. Agricultural, municipal and
industrial (M&I), refuge, and exchange contractor demands are then satisfied at the appropriate
delivery location.
Table 3. CVP cutback tiers for agricultural and M&I deliveries.
Agricultural contractor cuts M&I contractor cuts
Tier 1 100% to a minimum of 75%
Tier 2 75% to a minimum of 50% 100% to a minimum of 75%
Tier 3 50% to a minimum of 25%
Tier 4 25% to a minimum of 0% 75% to a minimum of 50%
6.5.2 SWP Delivery Allocations
6.5.2.1 Table A Allocations
As with the CVP, overall SWP delivery allocations are made through the water supply index
approach. This allocation, or delivery target, is specified as the sum of all SWP Table A contractor
categories. Any reductions to Table A allocations that are required to match the overall SWP delivery
target are shared in proportion to the Table A entitlement of the contractor category. CalLite
aggregates demands from the 29 SWP contractors in three general categories: Agricultural, M&I –
MWDSC (Metropolitan Water District), and M&I – Other contractors.
6.5.2.2 Article 56 Deliveries
Article 56 deliveries refer to SWP contractor deliveries that were allocated in the previous year, but
were stored in SWP storage before being delivered in the current year. SWP contractors sometimes
defer taking the allocated water in wetter years in the hopes that the delivery of water in the
subsequent year would prove more beneficial. CalLite incorporates an accounting scheme for the
Article 56 water in storage and provides this for delivery in the subsequent year to each eligible
contractor (DWR 2009).

CALLITE DOCUMENTATION VERSION 3.00
24
6.5.2.3 Article 21 Deliveries
Article 21 deliveries are made by the SWP when excess water is available in the Delta, SWP share of
San Luis Reservoir storage is full, SWP Table A and Article 56 deliveries have been satisfied, and
Banks Pumping Plant has available capacity for additional pumping. The delivery of Article 21 water
in CalLite is simulated by allocating water to a series of contractor-specific interruptible deliveries
which are only satisfied if all of the above conditions are met.
6.5.3 San Luis Reservoir Operations
The operational objective of San Luis Reservoir for both projects is to maximize storage in the early
spring to help meet the high water demands in the late spring, summer, and early fall. Reservoir
filling generally occurs December through April while the drawdown period is generally May through
November. The projects generally rely upon winter and spring flows in the Delta to fill San Luis
Reservoir, however, they will also make storage withdrawals from upstream reservoirs during this
period to ensure that there is sufficient water in San Luis Reservoir to meet future demands and
storage targets. The operation of the CVP, due to greater constraints on upstream reservoirs and
limited Jones Pumping Plant capacity, generally limits the ability to significantly control San Luis
Reservoir storage during the fill period; exports are maximized until the CVP share of San Luis
Reservoir is full or upstream storage is limited. During the fill cycle, San Luis Reservoir rule curves for
both the SWP and CVP are applied for each project based on available upstream storage and initial
project allocations, per CalSim II assumptions. As in CalSim II, rule curves are used to balance north
of Delta supplies with San Luis Reservoir storage (DWR 2009).
6.5.4 Wheeling
6.5.4.1 Cross Valley Canal Wheeling
Deliveries to Cross Valley Canal (CVC) contractors are subject to the CVP south of Delta agricultural
water service allocations described in Section 6.5.1.1. However, unlike other south of Delta CVP
deliveries, CVC contract supplies are not drawn through Jones Pumping Plant or from San Luis
Reservoir; it is wheeled through the SWP’s Banks Pumping Plant and the California Aqueduct. CVC
deliveries are limited by available conveyance capacity after SWP operations. Capacity is typically
available in the summer or fall. In CalLite, CVC wheeling occurs in a separate cycle after determining
SWP exports at Banks Pumping Plant and SWP south of Delta deliveries.
6.5.4.2 Payback Wheeling
D-1485 regulation restricts the CVP to mean monthly exports of only 3,000 cfs in May and June.
Under Condition 3 of D-1485, the CVP is allowed to make up any deficiencies caused by the
limitation by direct diversion or by re-diversion of releases of stored water through State Water
Project facilities. Exhibit D of COA (see Section 6.3) lays out an exchange procedure to minimize the
impact of the limitation on CVP and SWP power operations. In CalLite, payback wheeling is only
turned on for a D-1485 run; it does not apply to D-1641 runs. Payback wheeling occurs the separate
wheeling cycle of CalLite.
6.5.4.3 Joint Point of Diversion
The Joint Point of Diversion (JPOD) is another mechanism by which the CVP wheels water through
Banks Pumping Plant. Water wheeled under JPOD supplements Jones Pumping Plant exports by
filling the CVP share of San Luis Reservoir and meeting CVP contractor delivery targets. JPOD has

CALLITE DOCUMENTATION VERSION 3.00
25
lower priority than SWP exports and CVC wheeling. In CalLite, JPOD wheeling only occurs if Jones
Pumping Plant or Upper Delta-Mendota Canal capacity is being fully utilized. When the Delta is in
surplus conditions, JPOD occurs when SWP San Luis is full, the SWP is meeting all Table A and Article
21 delivery targets, and there is still remaining capacity at Banks Pumping Plant. When the Delta is in
balanced conditions, the SWP first uses Banks Pumping Plant as needed and, if there is remaining
export capacity and the CVP would like to transfer water from NOD storage to SOD, JPOD can be
used. In CalLite, JPOD occurs the separate wheeling cycle after locking in SWP operations.
6.6 San Joaquin River Controls
The controls on this tab relate to operation of the dynamic San Joaquin module of CalLite. Checking
the top checkbox will activate this module. If this checkbox is not checked, the flows on the San
Joaquin at Vernalis (where it enters the Delta) will be represented as a fixed timeseries, and the
other checkboxes will have no effect. The dynamic San Joaquin module allows for adjustment of
certain regulations that apply to the San Joaquin basin, in particular to New Melones Reservoir on
the Stanislaus River. Activating the appropriate checkbox will activate each of the regulations.
Note that regulations in the San Joaquin basin are currently under review. The two pulse period
regulations listed below (VAMP and the 60-day pulse flow RPA) are not implemented in current
operations in the San Joaquin basin, but are options in the model because new pulse period flow
requirements have not been clearly defined.
The regulations on this tab are as follows:
6.6.1 Vernalis D-1641 Baseflows
This activates the D-1641 flow requirements at Vernalis during February to June (excluding the April
15 - May 15 pulse period). These requirements vary by water year type and whether X2 is located
east or west of Chipps. Any additional water needed to meet these requirements above the flows
required for other regulations is released from New Melones Reservoir, with a cap on releases in dry
conditions.
6.6.2 Vernalis D-1641 Salinity Criteria
This activates the D-1641 salinity requirements at Vernalis, which are 0.7 Electrical Conductivity (EC)
during April-August and 1.0 EC during September-March. Any additional water needed to meet
these requirements above the flows required for other regulations is released from New Melones
Reservoir, with a cap on releases in extremely dry conditions.
6.6.3 VAMP Pulse Flows (Apr 15-May 15)
This activates flow requirements at Vernalis during the April 15 - May 15 pulse period. These flow
requirements vary depending on whether the model is run with Existing or Future Level of
Development. For Future Level of Development, the flow requirements are based on the Vernalis
Adaptive Management (VAMP) that was implemented from 1999-2011. Water is released to meet

CALLITE DOCUMENTATION VERSION 3.00
26
these requirements from multiple tributaries on a schedule defined in the San Joaquin River
Agreement. For Existing Level of Development the flow requirements are based on the agreement
between Reclamation and Merced Irrigation District which was implemented in 2012-2013.
6.6.4 Vernalis 60-day Pulse Flow RPA (NMFS Action 4.2.1)
This activates a 60-day pulse flow requirement at Vernalis during April and May, which varies by
water year type. This requirement is in the NMFS Biological Opinion released in June 2009. Any
additional water needed to meet this requirement above the flows required for other regulations is
released from New Melones Reservoir, with a cap on releases in dry conditions.
6.6.5 Stanislaus Flow RPA (NMFS Action 3.1.3)
This activates a fish flow requirement on the Stanislaus River which varies by water year type. This
requirement is from the NMFS Biological Opinion released in June 2009.
6.6.6 San Joaquin River Restoration Flows
This toggles the San Joaquin River Restoration flows between interim flows and full flows. Flow
requirements vary by water year type. These flows are released from Friant Dam on the upper San
Joaquin River, and are defined under the 2006 Settlement that led to the San Joaquin River
Restoration Program. Interim flows are designed to allow for collection of data and research prior
to implementation of full Restoration flows.

CALLITE DOCUMENTATION VERSION 3.00
27
7 Innovative Features
While CalLite simulates hydrology and operations over much of the same geographic area as CalSim
II, there are several features in the CalLite Version 3.00 that are unique. These innovative features or
capabilities permit a range of analyses to be conducted that are distinct from those that can be
reasonably performed in other system models. These features are (1) rapid runtime and interactive
interface, (2) Delta requirements and facility controls, (3) demand management options, and (4)
hydroclimate simulation capabilities, as described in the following sections:
7.1 Rapid Runtime and Interactive Interface
7.1.1 Rapid Runtime
Because CalLite has a simplified schematic and a reduced number of solution cycles (see Appendix
G) compared to CalSim II, it has a much faster run-time. For the same 82 year planning simulation,
CalLite runs in approximately 6 minutes, whereas a CalSim simulation typically takes around 30
minutes.
7.1.2 Interactive Interface
The CalLite model is configured with a graphical user interface (GUI) that serves as the primary entry
point for most users. For more detail on the GUI beyond the summary provided here, see the CalLite
User's Guide, which is contained in the GUI's help system and is also available as a separate pdf
document. The GUI has a series of dashboards which allow the user to control, edit, and run
scenarios and view results (Figure 5). The first six dashboards (whose tabs are gray with black text)
are Run Settings, Hydroclimate, Demands, Facilities, Regulations, and Operations. These dashboards
allow the user to load, run, and save scenarios, and also to select options such as level of
development (2005 or 2020), sea level rise, South of Delta demands, storage facility options,
regulations to be used, and operations.
The five dashboards to the right (whose tabs are white with blue text) are Quick Results, Custom
Results, Map View, External PDF, and Web Map. The Quick Results dashboard allows the user to
view a variety of pre-selected model outputs in either graphical or tabular format, for a single or for
multiple scenarios. Monthly timeseries plots, exceedance graphs, tables of monthly and annual
values, and statistics for different water year types and periods are available on this tab. The Custom
Results dashboard allows the user to create more customized output graphs and tables. The
External PDF dashboard allows the user to generate a standardized pdf report comparing the results
of two scenarios (see Appendix J for more details). The Map View dashboard shows the CalLite
schematic and mass balance of the Delta. The Web Map dashboard contains an embedded internet
browser that allows the user to view CalLite features overlaid on Google Maps. On both of these
dashboards the user can view CalLite results by clicking on the schematic or CalLite feature.

CALLITE DOCUMENTATION VERSION 3.00
28
Figure 5. The CalLite GUI.
7.2 Hydroclimate Simulation Capabilities
This section describes CalLite’s capabilities to simulate operations using historical hydrology and
different climate change futures.
7.2.1 Direct Observed Hydrology
The traditional approach toward assessing future actions is to make the assumption that the
historical observed hydrologic conditions and sequence are reasonable for use in projecting future
water availability and management. This is the approach that is used in the CalSim II model. CalLite
incorporates the same direct observed hydrology as that used in the CalSim II model. This hydrology
is based on monthly observed flows from October 1922 through September 2003. Under the direct
observed hydrology option, the 82-year simulated hydrologic sequence has hydrologic variability
represented by the observed data.
Ten climate change hydrologic scenarios are also available: Early Long Term (ELT) Q1-Q5 and Late
Long Term (LLT) Q1-Q5. These scenarios are described in more detail in Appendix F.

CALLITE DOCUMENTATION VERSION 3.00
29
7.2.2 Sea Level Rise (SLR)
Increased temperatures cause thermal expansion of the ocean and melt polar ice caps resulting in a
higher sea level. Historical data for the later part of last century seem to validate this theory.
Observed data along the pacific coast shows a change in the amplitude over the same period. CalLite
includes three options for sea level rise (0, 15 cm, and 45 cm) based on the BDCP analysis (BDCP
2012). See Appendix F for more details on the BDCP sea level rise estimates.
7.3 South of Delta Demand Options
To increase the flexibility of CalLite as a screening tool, the user can choose from three different
South of Delta demand options for SWP and two different options for CVP. For SWP the options are
2005 level, 2020 level, or user-defined as shown in Figure 6. Pre-defined data sets are included for
2005 and 2020 level demands. The 2005 level includes a variable annual demand between 3.3 MAF
to 4.2 MAF. The 2020 level is assumed to be Full Table A entitlement demand per assumptions in the
future level studies of Common Assumptions Common Model Package (Version 9B) (DWR 2009).
Figure 6. Demands dashboard for specification of annual south of Delta SWP and CVP
demand levels.

CALLITE DOCUMENTATION VERSION 3.00
30
The third option for SWP is user-defined demand values (in TAF) up to Full Table A amounts. Under
this option, the user selects the projected demand levels for SWP Agricultural, M&I-MWDSC
(Metropolitan Water District), and M&I-Other contractors. Demand patterns (fractional) are
assumed to be the same as the 2020 level patterns. The user can also select a proportion of
maximum Article 21 (interruptible) deliveries to implement. Under this option, however, Article 56
(carryover) deliveries are set to zero in order to avoid continued delivery of the these categories
when Table A demands are reduced.
For CVP the two options are full contract amount and user-defined. For the user-defined option, the
user selects projected demand levels for CVP Agricultural, M&I, and Refuge contractors. However,
deliveries to Water Right or Exchange contractors are not permitted to be modified.
7.4 Delta Regulatory Controls
The implementation of Delta regulatory controls and associated operations has been a focal point of
CalLite development. The regulatory controls in CalLite allow users to specify requirements for
interior Delta flows, minimum river flows, Delta outflows, export restrictions, and salinity objectives.
Figure 7 shows a map of the Delta with the locations of Delta regulatory controls. The yellow circles
correspond to locations of EC requirements: Chipps Island (CH), Collinsville (CO), Emmaton (EM),
Jersey Point (JP), Rock Slough (RS), Vernalis (VI), Contra Costa (CC), and Clifton Court (CI). The blue
circles represent locations of flow requirements (Q).
Figure 7. Delta regulatory control locations.

CALLITE DOCUMENTATION VERSION 3.00
31
The methodology used in the implementation of Delta regulatory controls is identical to that used in
the CalSim II model. However, in the CalLite model, the user can switch requirements on or off,
specify Decision 1485, Decision 1641 or BO RPA requirements, or specify new values for the D-
1485/D-1641 standards and a few other alternative requirements. These user selections are
specified through a Regulations dashboard as shown in Figure 8. If the user chooses to customize
the constraints by clicking the radio button for user-defined, then they can enter values in the table
in the right side of the GUI. This ability to rapidly switch between Delta requirements is an
innovation that does not exist in other models and allows for rapid screening of regulatory benefits
and impacts.
Figure 8. Regulations dashboard in CalLite.
The main Delta regulatory controls included in the CalLite model are shown in Table 4. The Clear
Creek RPA standard is listed because it is available for selection in the GUI, even though it is not a
Delta standard.

CALLITE DOCUMENTATION VERSION 3.00
32
Table 4. Delta and other standards available in CalLite.
Type of Standard
Available Options
D-1485
criteria
D-1641
criteria
RPA standard
User-defined
Delta Cross Channel gate position
Yes
Yes
Yes
Yes
Sacramento River at Rio Vista
minimum flow
Yes Yes Yes
Minimum Delta outflow
Yes
Yes
Yes
X2 requirements
Yes
Yes
Yes
Trigger for implementation of X2 Roe
Island standard
Yes
Export-inflow ratio
Yes
Yes
Vernalis flow-base export restriction
during Apr 15-May 15 pulse period
Yes
VAMP hydrology
Yes
Yes
Pumping Limits at Jones and Banks
Yes
Yes
Salinity standards at Emmaton, Jersey
Pt, Rock Slough, and Collinsville
Yes Yes
Salinity standards at Antioch and
Chipps Island
Yes
Old and Middle River maximum
negative flows
Yes Yes
San Joaquin River Inflow to Export
Ratio
Yes Yes
San Joaquin River near Jersey Point
(QWEST) minimum flow
Yes
Payback Wheeling
Yes
Clear Creek minimum flow
Yes
Appendix C includes detailed documentation of the main Delta regulatory controls, assumptions,
and method of implementation. Note that when all of the regulations shown in Table 4 are turned
off, CalLite still implements minimum instream flow standards in the Sacramento basin (these are
described in Appendix D).
7.5 Custom Results
The Custom Results Dashboard allows the user to filter and retrieve variables directly from the DV or
SV file, including variables that cannot be selected through Quick Results or Map View. The filtered
variables can be displayed in the same format as those brought up from Quick Results (i.e. the
various kinds of plots and tables). This feature combines the broad range of post-processing features
from Quick Results with the ability to bring up and analyze any variable in the DSS files.
The user can view the data for these variables directly, or they may elect to create derived time
series (DTS) from them. DTS are created by combining two or more time series with basic
mathematical operators and may be custom-tailored to fit the needs of a specific project or
investigation. These DTS can be saved and accessed at a later session.

CALLITE DOCUMENTATION VERSION 3.00
33
Figure 9. Custom Results dashboard in CalLite.
7.6 Map View
The Map View Dashboard allows users to view the CalLite study results by clicking on the arcs,
nodes, and reservoirs in the CalLite schematic. Users can choose to view results from the standard
schematic or from the mass balance schematic.
The mass balance schematic aggregates schematic arcs into larger categories. These categories,
represented by the red arrows, account for the major inflows, outflows, exports and net
consumption within the Delta. Alongside the major flows are selectable elements for salinity
stations (represented by yellow circles) and flow objectives (represented by blue circles). Clicking on
the Salinity Station will display the salinity at that station along with its respective salinity standard.
Similarly, selecting the blue circles will display the flow at that location with its respective flow
objective.
Controls
To zoom in, hold the ctrl key and draw a box over the area to be enlarged. An alternative way to
zoom in and out is to hold down shift key and right click simultaneously and then move the mouse
forward and back. To pan across the schematic, hold down the shift key and click/drag anywhere in

CALLITE DOCUMENTATION VERSION 3.00
34
the window. Click on ‘Controls’ at any time to load a CalLite study, or change the format of the data
output.
Figure 10. Map View dashboard in CalLite.

CALLITE DOCUMENTATION VERSION 3.00
35
Figure 11. Mass balance in Map View dashboard.

CALLITE DOCUMENTATION VERSION 3.00
36
8 Comparison to CalSim II Model
Simulations
This section is provided from the CalLite Reference manual v2.00, released October 2011. While the
summary numbers have not been updated to match the model being released under version 3.00,
the relative comparison of results remains similar.
In order to identify any differences between CalLite and CalSim II and understand the degree to
which the approximations included in CalLite affect the key system results, the two models were
compared for the 2020 level of development under D-1641 and BO RPA regulatory standards. For a
description of D-1641 and BO RPA regulatory standards, see Appendix C. The comparisons that
follow show system-wide flows for both models for the long-term 82-year period and the critical
drought periods of 1929-1934 and 1987-1992. Storage timeseries and end-of-September
exceedance plots are also provided for all major reservoirs simulated in the system. Delta mass
balances, X2 position, and Rock Slough electrical conductivity (EC) are also compared. Finally, SWP
and CVP contractor allocations are compared between CalLite and CalSim II. Assumptions of the
studies used here are presented in Appendix E.

CALLITE DOCUMENTATION VERSION 3.00
37
8.1 Comparisons to 2020 Base CalSim II Simulations under
D-1641 Regulatory Requirements (as of Oct. 2011)
Table 5. System-wide flow summary between CalLite v.201 and CalSim II D-1641
simulations (taf/yr).
1922-2003
1929-1934
1987-1992
River Flow
CalLite
CalSim II
Diff
erence
CalLite
CalSim II
Diff
erence
CalLite
CalSim II
Diff
erence
Trinity R blw Lewiston
707
708
-1
411
411
0
472
472
0
Trinity Export
523
522
1
398
398
1
442
439
4
Clear Cr blw Whiskeytown
122
120
2
85
85
0
102
102
0
Sacramento R @ Keswick
6242
6243
-1
4093
4097
-4
4497
4504
-7
Sacramento R @ Wilkins
Slough
6534 6534 0 4063 4068 -5 4730 4733 -4
Feather R blw Thermalito
3165
3169
-4
1646
1649
-3
1599
1617
-18
American R blw Nimbus
2395
2395
0
1261
1265
-4
1094
1095
-1
Delta Inflow
21706
21710
-4
10099
10111
-13
10565
10595
-30
Sacramento R @ Hood
15973
15994
-21
8294
8306
-13
9044
9073
-30
Yolo Bypass
1870
1853
17
101
101
0
135
135
0
Mokelumne R
666
666
0
202
202
0
155
155
0
San Joaquin R d/s Calaveras
3197
3197
0
1499
1499
0
1231
1231
0
Delta Outflow 14675 14679 -4 5181 5193 -12 5442 5446 -3
Required Delta Outflow
4379
4393
-14
4127
4128
-2
3877
3877
0
Delta Diversions
6050
6050
-1
3738
3738
0
3867
3891
-25
Banks SWP
3558
3558
-1
2175
2181
-6
2113
2123
-10
Banks CVP
0
0
0
0
0
0
0
0
0
Jones
2492
2492
0
1563
1557
6
1753
1768
-15
SWP SOD Deliveries 3543 3544 -1 2158 2165 -7 2119 2130 -11
Table A
3156
3165
-9
1777
1780
-3
1918
1937
-19
Article 21
258
263
-5
343
346
-4
133
125
8
Article 56
129
116
13
39
39
0
67
68
0
CVP SOD Deliveries 2756 2576 0 1524 1518 6 1828 1844 -16

CALLITE DOCUMENTATION VERSION 3.00
38
Figure 12. Trinity Reservoir storage for CalLite and CalSim II D-1641 simulations.
Figure 13. Shasta Reservoir storage for CalLite and CalSim II D-1641 simulations.

CALLITE DOCUMENTATION VERSION 3.00
39
Figure 14. Folsom Reservoir storage for CalLite and CalSim II D-1641 simulations.
Figure 15. CVP north of Delta end of September storage exceedance probability for
CalLite and CalSim II D-1641 simulations.

CALLITE DOCUMENTATION VERSION 3.00
40
Figure 16. Oroville Reservoir storage for CalLite and CalSim II D-1641 simulations.
Figure 17. Oroville end of September storage exceedance probability for CalLite and
CalSim II D-1641 simulations.

CALLITE DOCUMENTATION VERSION 3.00
41
Figure 18. CVP San Luis storage for CalLite and CalSim II D-1641 simulations.
Figure 19. CVP San Luis end of September storage exceedance probability for CalLite and
CalSim II D-1641 simulations.
0
200
400
600
800
1000
1200
1922
1925
1928
1931
1934
1937
1940
1943
1946
1949
1952
1955
1958
1961
1964
1967
1970
1973
1976
1979
1982
1985
1988
1991
1994
1997
2000
2003
Storage (TAF)
San Luis (CVP)
Monthly Storage
CalLite
CALSIM
0
100
200
300
400
500
600
700
0%10%20%30%40%50%60%70%80%90%100%
Storage (TAF)
Probability
San Luis (CVP) Storage Exceedance Probability (end of
September)
CalLite
CALSIM

CALLITE DOCUMENTATION VERSION 3.00
42
Figure 20. SWP San Luis storage for CalLite and CalSim II D-1641 simulations.
Figure 21. SWP San Luis end of September storage exceedance probability for CalLite
and CalSim II D-1641 simulations.
0
200
400
600
800
1000
1200
1922
1925
1928
1931
1934
1937
1940
1943
1946
1949
1952
1955
1958
1961
1964
1967
1970
1973
1976
1979
1982
1985
1988
1991
1994
1997
2000
2003
Storage (TAF)
San Luis (SWP)
Monthly Storage
CalLite
CALSIM
0
200
400
600
800
1000
1200
0%10%20%30%40%50%60%70%80%90%100%
Storage (TAF)
Probability
San Luis (SWP) Storage Exceedance Probability (end of
September)
CalLite
CALSIM

CALLITE DOCUMENTATION VERSION 3.00
43
Figure 22. SWP Table A allocation exceedance probability for CalLite and CalSim II D-
1641 simulations.
Figure 23. CVP south-of-Delta agricultural water contractor allocation exceedance
probability for CalLite and CalSim II D-1641 simulations.

CALLITE DOCUMENTATION VERSION 3.00
44
Figure 24. X2 position for CalLite and CalSim II D-1641 simulation.
Figure 25. Old River at Rock Slough salinity for CalLite and CalSim II D-1641
simulations.

CALLITE DOCUMENTATION VERSION 3.00
45
Figure 26. Period average Delta flows for CalLite and CalSim II D-1641 simulations.

CALLITE DOCUMENTATION VERSION 3.00
46
8.2 Comparisons to 2020 Base CalSim II Simulations under
BO RPA regulatory requirements (as of Oct. 2011)
Table 6. System-wide flow summary between CalLite v2.01 and CalSim II BO RPA
simulations (TAF/yr).
1922-2003
1929-1934
1987-1992
River Flow
CalLite
CalSim II
Diff
erence
CalLite
CalSim II
Diff
erence
CalLite
CalSim II
Diff
erence
Trinity R blw Lewiston
698
694
3
411
408
3
472
472
0
Trinity Export
534
537
-3
430
435
-5
489
499
-10
Clear Cr blw Whiskeytown
129
127
2
101
101
0
116
116
0
Sacramento R @ Keswick
6251
6256
-5
4099
4107
-9
4633
4647
-14
Sacramento R @ Wilkins Slough
6634
6637
-3
4104
4118
-14
4917
4932
-15
Feather R blw Thermalito
3180
3179
0
1608
1627
-19
1485
1487
-2
American R blw Nimbus
2388
2388
0
1267
1270
-3
1121
1122
-1
Delta Inflow
21607
21613
-6
9989
10028
-39
10524
10549
-25
Sacramento R @ Hood
15669
15684
-15
8336
8375
-39
9157
9183
-25
Yolo Bypass
2248
2238
9
101
101
0
141
141
0
Mokelumne R
666
666
0
206
206
0
155
155
0
San Joaquin R d/s Calaveras
3024
3024
0
1346
1346
0
1071
1071
0
Delta Outflow
15767
15778
-11
5612
5650
-38
6172
6193
-21
Required Delta Outflow
5011
5011
0
4108
4111
-3
4032
4039
-6
Delta Diversions
4877
4872
5
3202
3203
-1
3095
3099
-3
Banks SWP
2628
2626
2
1760
1764
-4
1544
1544
0
Banks CVP
65
63
2
8
8
0
28
28
0
Jones
2184
2183
1
1443
1440
3
1552
1555
-3
SWP SOD Deliveries
2605
2602
3
1645
1650
-5
1456
1458
-2
Table A
2470
2474
-4
1553
1565
-12
1416
1414
1
Article 21
49
44
5
79
66
13
10
9
1
Article 56
86
84
2
14
19
-5
30
35
-4
CVP SOD Deliveries
2361
2358
3
1399
1395
4
1620
1615
5

CALLITE DOCUMENTATION VERSION 3.00
47
Figure 27. Trinity Reservoir storage for CalLite and CalSim II BO RPA simulations.
Figure 28. Shasta Reservoir storage for CalLite and CalSim II BO RPA simulations.

CALLITE DOCUMENTATION VERSION 3.00
48
Figure 29. Folsom Reservoir storage for CalLite and CalSim II BO RPA simulations.
Figure 30. CVP north of Delta end of September storage exceedance probability for
CalLite and CalSim II BO RPA simulations.

CALLITE DOCUMENTATION VERSION 3.00
49
Figure 31. Oroville Reservoir storage for CalLite and CalSim II BO RPA simulations.
Figure 32. Oroville end of September storage exceedance probability for CalLite and
CalSim II BO RPA simulations.

CALLITE DOCUMENTATION VERSION 3.00
50
Figure 33. CVP San Luis storage for CalLite and CalSim II BO RPA simulations.
Figure 34. CVP San Luis end of September storage exceedance probability for CalLite and
CalSim II BO RPA simulations.
0
200
400
600
800
1000
1200
1922
1925
1928
1931
1934
1937
1940
1943
1946
1949
1952
1955
1958
1961
1964
1967
1970
1973
1976
1979
1982
1985
1988
1991
1994
1997
2000
2003
Storage (TAF)
San Luis (CVP)
Monthly Storage
CalLite
CALSIM

CALLITE DOCUMENTATION VERSION 3.00
51
Figure 35. SWP San Luis storage for CalLite and CalSim II BO RPA simulations.
Figure 36. SWP San Luis end of September storage exceedance probability for CalLite
and CalSim II BO RPA simulations.
0
200
400
600
800
1000
1200
1922
1925
1928
1931
1934
1937
1940
1943
1946
1949
1952
1955
1958
1961
1964
1967
1970
1973
1976
1979
1982
1985
1988
1991
1994
1997
2000
2003
Storage (TAF)
San Luis (SWP)
Monthly Storage
CalLite
CALSIM

CALLITE DOCUMENTATION VERSION 3.00
52
Figure 37. SWP Table A allocation exceedance probability for CalLite and CalSim II BO
RPA simulations.
Figure 38. CVP south-of-Delta agricultural water contractor allocation exceedance
probability for CalLite and CalSim II BO RPA simulations.

CALLITE DOCUMENTATION VERSION 3.00
53
Figure 39. X2 position for CalLite and CalSim II BO RPA simulations.
Figure 40. Old River at Rock Slough salinity for CalLite and CalSim II BO RPA
simulations.

CALLITE DOCUMENTATION VERSION 3.00
54
Figure 41. Delta period average flows for CalLite and CalSim II BO RPA simulations.
8.3 Discussion of CalSim II vs CalLite Comparisons
To reiterate, this section is provided from the CalLite Reference manual v2.00, released October
2011. While the summary numbers have not been updated to match the model being released
under version 3.00, the relative comparison of results remains similar.
The comparisons above show a very close correspondence between CalLite v2.01 and CalSim II
model results. Long-term average Delta inflows and outflows, CVP and SWP exports, and flows in
the Trinity, Sacramento, Feather, and American Rivers are almost identical between the two models,
all differing by far less than 1 percent (see Table 5 and Table 6). Differences for these same
parameters are also very small during the 1929-1934 and 1987-1992 dry periods, almost always less
than 1 percent and never more than 2 percent. The only outputs that differ by more than 2 percent
are outputs involving relatively small volumes of water, such as CVP pumping at Banks and SWP
Article 21 and 56 deliveries.
CalLite simulated storage for CVP reservoirs (Trinity, Shasta, and Folsom) and the SWP’s Oroville
reservoir show a very good match with that simulated by CalSim II (see Figure 12 to Figure 17 and
Figure 27 to Figure 32). The model results are very similar both in terms of monthly storage patterns
and also end-of-September storage exceedance graphs. Simulated San Luis storage in CalLite for
both the SWP and CVP also matches the results of CalSim II (see Figure 18 to Figure 21 and Figure 33
to Figure 36), though there is a little more difference here than for the other reservoirs.
Allocation percentages for SWP and CVP contractors are very close, showing that both models are
equally aggressive or conservative regarding delivery allocations (see Figure 22, Figure 23, Figure 37,
and Figure 38).

CALLITE DOCUMENTATION VERSION 3.00
55
Delta flows and exports drive the results for X2 and salinity conditions. The X2 position results from
CalLite also compare well to those in CalSim II (see Figure 24 and Figure 39). Salinity comparisons at
various stations in the Delta indicate that the ANNs respond identically to the external boundary
conditions (Figure 25 and Figure 40). Figure 26 and Figure 41 compare Delta inflows, outflows, and
exports for the two models, which are also very close.

CALLITE DOCUMENTATION VERSION 3.00
56
9 Model and Data Limitations
CalLite is intended as a screening model for Central Valley water management. Compared to CalSim
II, CalLite is a simplified model and much of the complexity of the system has been aggregated.
CalLite captures the most prominent aspects of the Central Valley hydrology and system operations,
but simulated hydrology and water management within specific sub-basins has limited detail. As
such, it is important to understand the limitations of the model when applying CalLite for Central
Valley water management screening. The following are some limitations or sources of uncertainty
when using CalLite.
• Like CalSim II, CalLite runs on a monthly time step, so it cannot simulate phenomena
that occur at finer time scales.
• Return flows and surface water–groundwater interactions are not simulated
dynamically. The effects of these processes are implicitly contained in the
accretion/depletion terms derived from CalSim II results (see Appendix A). Because
these terms are fixed, CalLite scenarios whose assumptions vary from the CalSim II study
used to develop the accretion/depletion terms may have a greater level of error in these
terms.
• The simplified schematic omits much of the hydrologic detail present in the larger
CalSim II model.
• The model is designed to simulate CVP and SWP operations under conditions that are
reasonably close to current conditions in terms of system facilities, operational rules,
and regulations. But CalLite allows the user to significantly change some aspects of the
system, particularly regulations, South-of-Delta demands, and allocation methods.
While such flexibility is desirable for a screening model, the user should be aware that
model error may increase as CalLite settings move further away from current system
conditions and that simulations with assumptions that are drastically different from
current conditions may produce counterintuitive results.

CALLITE DOCUMENTATION VERSION 3.00
57
10 On-Going and Future Developments
This document has described the features of CalLite Version 3.00, including options for Delta
standards, simulating sea level rise, Biological Opinion actions and innovative GUI features. The next
development phase of CalLite will add storage and conveyance alternatives, habitat restoration, and
conjunctive use. A final addition will be improved allocation procedures. Reclamation and DWR are
currently refining the methodology for delivery allocation to include forecast information that is
consistent with that used by the Reclamation Central Valley Operations Office (CVO) and the DWR
Operation and Maintenance Division (O&M).
In addition to these near-term CalLite refinements, DWR and Reclamation expect to utilize and
develop the CalLite and CalSim II models in tandem. Features and operations initially explored using
CalLite in interactive sessions with operators and stakeholders may eventually be transferred to the
more detailed CalSim II model. Similarly, the development and refinement of the CalSim II model
will continue to support many planning efforts, and periodically the hydrology and operating criteria
in CalLite may need to be re-synchronized with CalSim II, if applicable. It is recommended that a
review of the two models be performed annually, or at significant release points, to determine
whether revisions to either model are warranted.
The CalLite modeling platform could also permit loose integration with a number of more detailed
models of specific resource areas. The current integration with the flow-salinity ANNs is a good
example. In this example, the hydrodynamics and water quality response of the DSM2 model is
loosely coupled to CalLite through the use of the ANN. Other models, or response functions based
on these models, could be coupled to allow simulation of groundwater conditions (C2VSIM model);
power generation, consumption, and greenhouse gas emissions (LTGEN model); salmon life-cycle
and mortality analysis, and regional economics (LCPSIM model).
Currently, CalLite simulations are deterministic in nature. In the future, the model will be adapted to
run in probabilistic and position analysis mode to perform stochastic and Monte Carlo type
simulations. Stochastic analysis would be particularly useful in CalLite because results obtained from
several hundred stochastic runs could be compiled in a relatively short period of time. Stochastic
analysis is common practice in simulating climate change scenarios. Finally, CalLite will be adapted
to use an alternative daily time step. The objectives of this implementation are: (1) to simulate daily
reservoir releases (optimized for minimum flow required for fish and water quality, and for flood
control downstream); (2) to simulate weir flows at a daily time step; and (3) to simulate SWP/CVP
Delta operations (export and delta cross channel) at a daily time-step.

CALLITE DOCUMENTATION VERSION 3.00
58
11 References
Bay Delta Conservation Plan (BDCP). 2012. BDCP EIR/EIS Modeling Technical Appendix. 5th Revision.
Website: http://baydeltaconservationplan.com/Home.aspx
California Department of Water Resources (DWR). 2000a. CalSim Water Resources Simulation Model
Manual. Sacramento, Calif.
California Department of Water Resources (DWR). 2000b. CalSim Water Resources Simulation Model
WRESL Language Reference. Sacramento, Calif.
California Department of Water Resources (DWR). 2009. Common Assumptions Common Model
Package. Sacramento, Calif.
California Department of Water Resources (DWR). 2011 (web access date). WRIMS 1 Model Engine
and CalSim 2 Model. Website:
http://baydeltaoffice.water.ca.gov/modeling/hydrology/CalSim/index.cfm
Draper, A., Munévar, A., Arora, S., Reyes, E., Parker, N., Chung, F. and Peterson, L. 2004. CalSim II:
Generalized Model for Reservoir System Analysis. ASCE Journal of Water Resources Planning and
Management 130(6): 480-489.
Fish and Wildlife Service (FWS). 2008. Biological Opinion on the Long-Term Operational Criteria and
Plan for Coordination of the Central Valley Project and State Water Project.
Islam, N., Arora, S., Chung, F., Reyes, E., Field, R., Munévar, A., Sumer, D., Parker, N., Chen, Z. 2011.
CalLite: California Central Valley Water Management Screening Model. ASCE Journal of Water
Resources Planning and Management 137(1): 123-133.
Munévar, A. and Chung, F. 1999. Modeling California’s Water Resource Systems with CalSim II.
American Society of Civil Engineers Water Resources Planning and Management Conference
Proceedings, Tempe, AZ.
National Marine Fisheries Service (NMFS). 2009. Biological Opinion and Conference Opinion on the
Long-Term Operations of the Central Valley Project and State Water Project.
State Water Resources Control Board (SWRCB). 1995. Water Quality Control Plan for the San
Francisco Bay/Sacramento-San Joaquin Delta Estuary. Sacramento, Calif.
State Water Resources Control Board (SWRCB). 1999. Water Right Decision 1641. Sacramento, Calif.
State Water Resources Control Board (SWRCB). 2010. Development of Flow Criteria for the
Sacramento-San Joaquin Delta Ecosystem. Sacramento, Calif.

CALLITE DOCUMENTATION VERSION 3.00
1

CALLITE DOCUMENTATION VERSION 3.00
2
Appendix A Hydrology Development
Documentation
The purpose of this appendix is to provide information regarding the assumptions and development
of the hydrology inputs to CalLite. A useful reference on CalSim assumptions, many of which are
replicated in CalLite, is the report on the Common Assumptions Common Model Package (Version
9B) (DWR 2009).
A.1 General Approach
A.1.1 Introduction
Because the CalLite schematic is greatly simplified compared to CalSim II, CalLite input hydrology is
also aggregated and simplified. Figure 42, Figure 43, and Figure 44 (at the end of this appendix)
show the CalLite schematic. Sub-sections of the CalSim II schematic and the corresponding section in
CalLite are shown in Figure 45 through Figure 53 (at the end of this appendix). CalLite's hydrologic
inputs were prepared by mapping CalSim II hydrology to the CalLite schematic as shown in these
figures and described in the rest of this appendix.
The major CVP/SWP reservoirs of the Central Valley (Shasta, Trinity, Whiskeytown, Oroville, Folsom,
and San Luis) are simulated in CalLite exactly as they are in CalSim II. Nodes on the CalLite schematic
generally correspond to important controlling locations on the CalSim II schematic (e.g. locations
where minimum flow requirements are enforced). CalSim II hydrology between those identified
points was aggregated to match the CalLite nodes. Diversions pertinent to a segment in CalSim II are
simulated as diversions from the relevant CalLite node. CVP/SWP project demands are simulated
dynamically in CalLite, whereas non-project demands are included as "pre-operated" timeseries that
are derived from a companion CalSim II study. For project deliveries, CalLite simulates the same
detailed deliveries as CalSim II (listed in Table 16, Table 25, Table 26 and Table 27), but then
aggregates them together to get the CalLite deliveries shown in the schematic.
CalSim II inflows, system losses/gains such as groundwater-surface water interaction, and return
flows are combined to create the “local inflow” at each CalLite node. Figure 45 through Figure 53
show exactly which area of the CalSim II schematic corresponds to each CalLite node. CalSim II
inputs and outputs are used to generate the net accretion/depletion within each of these areas,
which is identified as the “local inflow” to the corresponding CalLite node. If the net flows
contributing to a node result in a net depletion rather than accretion, then the “local inflow” may
have a negative value. In the CalLite schematic and in the tables below, these accretion/depletion
(AD) terms derived from CalSim II model outputs begin with the prefix "AD_". These terms make
CalLite results as consistent as possible with CalSim II results by adjusting for differences in
schematic detail between the two models.

CALLITE DOCUMENTATION VERSION 3.00
3
A.1.2 Shortages in North of Delta Accretion/Depletion Terms
Under certain scenario assumptions, when reservoir releases are very low, CalLite is not able to
generate a feasible solution which fully meets both the AD terms and the fixed non-project
deliveries north of the Delta. In order to avoid this problem, CalLite will allow the AD terms to be
"shorted", essentially adding more water to the system if that is the only way to generate a feasible
solution. This is done by employing soft constraints which use very high penalties (negative weights)
to strongly encourage AD terms to be fully met, but which will allow those terms to be shorted in
the circumstances described above. Table 7 shows the 10 nodes where the AD terms can be
shorted. If any of these terms have been shorted, CalLite will give a warning message at the end of
the simulation and users can examine detailed shortage data (i.e. water volumes) on the Quick
Results dashboard in the CalLite GUI.
Table 7. Shortage variables and locations.
Variable Name
Location
SHORT_AD_HST
Sacramento River at H Street
SHORT_AD_KSWCK
Sacramento River at Keswick
SHORT_AD_NIMBUS
Sacramento River at Nimbus
SHORT_AD_REDBLF
Sacramento River at Red Bluff
SHORT_AD_SACAME
Sacramento and American River confluence
SHORT_AD_SACFEA
Sacramento and Feather River confluence
SHORT_AD_THERM
Feather River at Thermalito
SHORT_AD_WILKNS
Sacramento and Wilkins Slough confluence
SHORT_AD_YOLOBP
Yolo Bypass
SHORT_AD_YUBFEA
Yuba and Feather River confluence
A.2 Modeled Level of Development
The hydrology input datasets used by CalLite Version 3.00 have been developed using the CalSim II
2005 and 2020 LOD hydrology from the Common Assumptions Common Model Package (Version
9B) (DWR 2009). CalSim II model outputs are also used for generating AD terms. The CalSim II study
used for these outputs varies depending not only on LOD but also on whether the user selects a
Biological Opinion (BO) or pre-BO or D-1485 run basis (available on the Run Settings dashboard). For
a BO run basis the CalSim II study used is the one developed for analysis of the Bay Delta
Conservation Plan, as of April 2010. The pre-BO run basis study has identical assumptions except
that the BO Reasonable and Prudent Alternatives (RPAs) have been removed from the model.
Appendix E lists all of the assumptions in these Calsim II studies. Input data for CalLite is prepared
using the CS2CL tool, which uses the WRIMS 2 engine and WRESL code to convert CalSim II inputs
and outputs (DV and SV DSS files) into CalLite inputs. See Section 3.2 and Appendix H for description
of the CS2CL tool. If the user wishes to create CalLite inputs using CalSim II studies with different
assumptions than those described here, the CS2CL tool can be used to do this.

CALLITE DOCUMENTATION VERSION 3.00
4
A.3 Rim Basin Inflows
Rim basin inflows to CalLite are shown in Table 8, along with the CalSim II flow record used for each
inflow. Inflows to north of Delta reservoirs are set equal to the equivalent CalSim II inflows as stored
in the SV DSS file. Inflows to the Delta from Eastside streams, the San Joaquin River, and the
Calaveras River are set equal to equivalent CalSim II output flows. Inflow to the Mendota Pool from
James Bypass, Millerton Flood control releases, and agricultural return flows are set equal to CalSim
II output. Inflow to the California Aqueduct from the Kern River is the same as CalSim II input flow.
Table 8. Model inflow locations and corresponding CalSim II flows.
Location CalSim II Flow Arc(s) CalLite Flow Arc(s)
Trinity Reservoir Inflow I1 I_Trnty
Whiskeytown Reservoir Inflow I3 I_Wyktn
Shasta Reservoir Inflow I4 I_Shsta
Oroville Reservoir Inflow I6 I_Orovl
Folsom Reservoir Inflow I8+C300 I_Folsm
Yuba River Inflow I230 I_Yuba
Inflow to Delta from Eastside Streams C504 AD_Mokelumne
Inflow to Delta from San Joaquin River C644 AD_SJR
Inflow to Delta from Calaveras C508+R514A+R514B AD_Calaveras
Inflow to Mendota Pool from James Bypass I607+R607West+C605A+C605C AD_JamesBP
Inflow to California Aqueduct from Kern
River I860 I_Kern
A.4 Local Inflows
Local inflows are also generated from the appropriate CalSim II study. As described earlier, each
CalLite node corresponds to a section in the CalSim II schematic, and the local inflow at each CalLite
node is equal to the sum of CalSim II inflows and outflows to that section. Any diversions that are
dynamically determined (as opposed to pre-operated) in CalLite (e.g., CVP and SWP deliveries and
Fremont and Sacramento weir spills) are removed from the local inflows. The following figures and
tables illustrate CalLite hydrology development reach by reach.
A.4.1 Upper Sacramento River
The Upper Sacramento River representation in CalLite is illustrated in Figure 45 and the local inflow
calculations are provided in Table 9. The Upper Sacramento River representation includes Trinity,
Shasta, and Whiskeytown reservoirs and Lewiston Lake, Keswick Dam, and Red Bluff Diversion Dam

CALLITE DOCUMENTATION VERSION 3.00
5
(RBDD) as nodes. Lewiston Lake is simulated as a node on the Trinity River. The node is connected to
Whiskeytown Lake via Clear Creek Tunnel. Whiskeytown Lake is connected to the downstream node
(Red Bluff) through Clear Creek and to the Keswick Reservoir through Spring Creek Tunnel. Trinity
River exports are transferred to Keswick Reservoir through these two tunnels. The next node
downstream is the Red Bluff node, since it is the diversion point of the Tehama-Colusa Canal (TCC)
and the Corning Canal.
This CalLite node corresponds to a section in the CalSim schematic that extends from downstream of
Whiskeytown Lake and Keswick Dam (C3 and C5 arcs in CalSim II) to the RBDD (node 112). The
corresponding CalSim schematic area also includes the TCC and Corning Canal so that all demands
are lumped at the Red Bluff node in CalLite.
Table 9. Upper Sacramento River local inflow calculation and diversions (CalLite Arc
name in parentheses).
Feature
Inflow
Project Diversion*
Local Inflow
Reservoirs
Shasta
I4 (I_Shsta)
Trinity
I1 (I_Trnty)
Whiskeytown
I3 (I_Wkytn)
Nodes (labeled)
Red Bluff
Diversion to WBA 4--Corning
Canal, WBA 4--Kirkwood,
WBA7N, WBA7S (D_RedBlfP)
C112-C5-C3+D104+D112
(AD_RedBlf)
Keswick
C5-D3-C4 (AD_Kswck)
Lewiston
I100 (I_Lewiston)
*All diversions constrained by contract allocation and consumptive use requirements
A.4.1.1 Keswick
AD_Kswck = C5-D3-C4. This AD term is calculated from a mass balance of inflows (release from
Shasta Dam, inflow from Spring Creek Tunnel) and outflows (release from Keswick Dam). CalLite
does not dynamically simulate storage and evaporation at Keswick Reservoir. CalSim II typically
maintains storage at a constant level of 23.80 TAF. CalSim II storage may drop to 16.30 TAF (Level 3)
or 0.01 TAF (Level 1) during critical periods.
A.4.1.2 Red Bluff
AD_RedBlf = C112-C5-C3+D104+D112. This AD term is calculated from a mass balance along the
Sacramento River from Keswick Dam (node 5) to Red Bluff Diversion Dam (node 112). CalLite
dynamically simulates CVP diversions to both settlement contractors and water service contractors
and explicitly represents non-project diversions from tributaries to the Sacramento River
(D104_NP); all other flow components are pre-processed based on CalSim II input or output and
folded into the CalLite AD term. These pre-processed flows include: (i) stream losses to groundwater
(GS60); (ii) tributary inflows including Cow Creek, Battle Creek, Cottonwood Creek and Paynes
Creek; (iii) return flows from agricultural and urban return flows. D_RedBlf consists of both project
and non-project components. The non-project component (D_RedBlfNP) is pre-processed using
CalSim II arc D104_NP.

CALLITE DOCUMENTATION VERSION 3.00
6
A.4.2 Colusa Basin
Wilkins Slough was selected as the controlling node since it has the Navigation Control Point
minimum instream flow requirement and it is a suitable location to lump Colusa Basin demands. As
seen in Figure 46, the corresponding CalSim II schematic area includes all of the Glenn-Colusa Canal
(GCC) Irrigation District demands. Moulton, Colusa, and Tisdale are within that area but are not
modeled explicitly in CalLite, instead they are part of the AD term. Table 10 represents the local
inflow calculations within the Colusa Basin representation in CalLite.
Table 10. Colusa Basin local inflow calculation and diversions (CalLite Arc name in
parentheses).
Feature Diversion* Local Inflow
Nodes (labeled)
Red Bluff Diversion to WBA 4--Corning Canal, WBA 4--
Kirkwood, WBA7N, WBA7S (D_RedBlfP)
C112-C5-C3+D104+D112
(AD_RedBlf)
Wilkins Slough /
Navigation Control Pt
Diversions to WBA 8NN, WBA 8NS, WBA 8S,
and DSA 15 Eastside, Sacramento Wildlife
Refuge, and Colusa/Delevan Refuges, WBAs
9, 18, 19 (D_WilknsP)
C129 - C112 + D113A + D113B
+ D114 + D122A + D122B +
D128 + D129A (AD_Wilkns)
*All diversions constrained by allocation and consumptive use requirements
A.4.2.1 Wilkins Slough
AD_Wilkns = C129-C112+D113A+D113B+D114+D122A+D122B+D128+D129A. This AD term is
calculated from a mass balance along the Sacramento River from the Red Bluff Diversion Dam (node
112) to Wilkins Slough (which is used to represent the Navigation Control Point). CalLite dynamically
simulates CVP diversions to settlement contractors along this reach; all other flow components are
pre-processed based on CalSim II input or output. These pre-processed flows include: (i) stream
losses to groundwater (GS63); (ii) tributary inflows including Mill Creek, Deer Creek, Big Chico Creek,
Elder Creek, Thomes Creek and Stony Creek; and (iii) return flows from agricultural and urban return
flows; (iv) weir spills to the Butte basin (D117) and Sutter basin (D124, D125, D126).
D_Wilkns includes both project and non-project components. The non-project component
(D_WilkinsNP) is pre-processed using CalSim II arcs D113A and D113B. These represent Sacramento
River diversions; non-project diversions from tributaries to the Sacramento River are included in the
AD term (AD_Wilkns).
CalLite does not simulate storage regulation and diversions from Stony Creek. The net inflow to the
Sacramento River is part of the AD term (AD_Wilkns). Diversions from Stony Creek into the Tehama-
Colusa Canal are also lumped into the AD term, and these diversions are considered when
calculating demand for Sacramento River diversions.

CALLITE DOCUMENTATION VERSION 3.00
7
Pre-processing of Colusa Basin Drain inflows make it unnecessary for CalLite to dynamically simulate
drain diversions through Knights Landing Ridge Cut during high flow conditions in the Sacramento
River.
A.4.3 Lower Sacramento River
The lower Sacramento River representation includes the Sacramento River- Feather River and
Sacramento River – American River confluences as well as the Yolo Bypass. The Fremont and
Sacramento Weirs are simulated dynamically and spill water to the Yolo Bypass depending on river
flows and rating curves as in CalSim II. Figure 47 illustrates the Lower Sacramento River
representation and Table 11 represents related local inflow calculations.
Table 11. Lower Sacramento River local inflow calculation and diversions (CalLite Arc
name in parentheses).
Feature Diversion* Local Inflow
Nodes (labeled)
SacFeather Diversion to Yolo Bypass via Fremont Weir
(D_FreWeir)
C160-C129-C223+D160
(AD_SacFea)
SacAmerican
Diversions to Yolo Bypass, DSA 65
Settlement Contractors, City of Sacramento,
DSA 70 Settlement Contractors, and SCWA
(D_SacAmeP)
C169-C160-
C303+D166A+D162
+D163_PRJ+D165+D167
(AD_SacAme)
Yolo Bypass C156 (AD_YoloBP)
*All diversions (except bypass diversions) constrained by allocation and consumptive use requirements
A.4.3.1 Confluence of the Sacramento and Feather Rivers
AD_SacFea = C160-C129-C223+D160. This AD term is calculated from a mass balance along the
Sacramento River from Wilkins Slough to the confluence with the Feather River. This AD term
includes inflow from the Colusa Basin Drain (C184A), irrigation return flows from RD108 and River
Garden Farms (R134), flood flows returning to the river via the Sutter Bypass, irrigation return flows
from the Sutter Basin returning to the river via RD 1500, inflow from Butte Creek via the Sutter
Bypass; and flows from managed wetlands in the Butte and Sutter sinks.
A.4.3.2 Confluence of the Sacramento and American Rivers
AD_SacAme = C169-C160-C303+D166A+D162+D163_PRJ+D165+D167. This AD term is calculated
from a mass balance along the Sacramento River from Fremont Weir/Feather River confluence
(node 160) and Freeport (node 169). This AD term includes: (i) depletions in Yolo and Solano
counties (D163_gain); (ii) agricultural and urban return flows (R169); (iii) water diverted from the
Bear River that is not depleted through irrigation. The formula does not include D168 (diversions at
Freeport) since those are not modeled dynamically.

CALLITE DOCUMENTATION VERSION 3.00
8
A.4.3.3 Yolo Bypass
AD_YoloBP = C156. This AD term represents the inflow to the Delta from the Yolo Bypass, excluding
the Fremont and Sacramento weir spills that are represented explicitly in CalLite. The AD term
includes net inflows from Cache Creek and Putah Creek, and agricultural and urban return flows. It
also includes flows diverted from the Colusa Basin through the Knights Landing Ridge Cut that are
not subsequently depleted for irrigation.
A.4.4 Feather River
The Feather River representation in CalSim II is scaled down to four nodes in CaLite: Lake Oroville,
Thermalito Complex, Feather River – Yuba River confluence and Feather River – Sacramento River
confluence. The minimum instream flow requirement below Thermalito is applied at both
Thermalito and Feather River - Yuba River confluence. Figure 48 and Table 12 summarize the
Feather River representation and hydrology calculations for CalLite input.
Table 12. Feather River local inflow calculation and diversions (CalLite Arc name in
parentheses).
Feature
Inflow
Diversion*
Local Inflow
Reservoirs
Oroville
I6
(I_Orovl)
Diversion to Palermo Canal
(D_OrovlP)
Nodes (labeled)
Thermalito
Diversions to Western Canal, Joint
Board, Butte County, Thermalito
ID, Gray Lodge, and Butte Sink
Duck Clubs (D_ThermP)
C203 -C6 +D201 +D202 +D7A
+D7B (AD_Thermalito)
YubaFeather
Diversions to DSA69 (Yuba City,
Feather WD, and misc. FRSA)
(D_YubFeaP)
C223 -C203 -C230 +D204
+D206A +D206B +D206C
(Ad_YubFea)
*All diversions constrained by allocation and consumptive use requirements
A.4.4.1 Thermalito
AD_Therm = C203-C6+D201+D202+D7A+D7B. This AD term is calculated from a mass balance on
the Power Canal, Thermalito Forebay and Afterbay and the Feather River low flow channel. This AD
term includes: (i) return flow from the Kelly Ridge powerhouse; (ii) effects of storage regulation and
evaporation in the Thermalito Afterbay. CalLite does not dynamically simulate storage and
evaporation at in the Afterbay. CalSim II typically maintains storage at a constant level of 55.00 TAF.
CalSim II storage may drop to 30.00 TAF (Level 2), or 15.10 (Level 1) during critical periods.
A.4.4.2 Confluence of the Yuba and Feather Rivers
AD_YubFea = C223-C203-C230+D204+D206A+D206B+D206C+D207A. This AD term is calculated
from a mass balance along the Feather River from Thermalito Afterbay release to the river’s mouth
near Verona. It includes inflow from the Bear River (C282), but not those from the Yuba River. The
AD term also includes stream losses to groundwater (GS65). All diversions from the Feather River
are treated as project diversions in CalLite and are modeled dynamically.

CALLITE DOCUMENTATION VERSION 3.00
9
A.4.5 Yuba River
Daguerre Point Diversion Dam on the lower Yuba River was selected as a CalLite node. Simulated
minimum instream flow requirements downstream of this node correspond to flow requirements
specified at the USGS Marysville gage. The lower Yuba River inflow at Daguerre Point is the same
timeseries inflow as is used in CalSim (I230). Figure 49 and Table 13 summarize the Yuba River
representation in CalLite.
Table 13. Yuba River local inflow calculation and diversions (CalLite Arc name in
parentheses).
Feature
Inflow
Diversion
Local Inflow
Nodes (labeled)
DaguerrePt I230 (I_Yuba)
Diversion to YCWA
(D_DaguerP)
A.4.6 American River
Folsom Lake, Lake Natoma, and H Street comprise the three nodes on the American River. Folsom is
included as a reservoir since its operation is simulated dynamically in CalLite, while Lake Natoma
(Nimbus Dam) is represented as a simple river node since it primarily serves as a re-regulating
reservoir. The H Street node in CalLite represents nodes 301, 302, and 303 of CalSim II model. City of
Sacramento diversions are included within this node. While the project demands are modeled
dynamically, non-project (water rights) demands are included as time series from CalSim II. Both
demand types are excluded from local inflow calculations. Figure 50 illustrates the American River
representation and Table 14 represents related local inflow calculations.
Table 14. American River local inflow calculation and diversions (CalLite Arc name in
parentheses).
Feature
Inflow
Diversion*
Local Inflow
Reservoirs
Folsom I8+C300 (I_Folsm)
Diversions to DSA 70 (City of
Folsom, SJWD, EID, and City of
Roseville) (D_FolsmP)
Nodes (labeled)
Nimbus
Diversions to SMUD export and CA
Parks and Rec (D_NimbusP)
C9-C8+D9
(AD_Nimbus)
H St
C303-C9+D302
(AD_HSt)
*All diversions constrained by allocation and consumptive use requirements
A.4.6.1 Folsom
I_Folsm = I8 + I300. Similar to CalSim II, but CalLite contains no representation of the North Fork of
the American River upstream of Folsom Lake. Non-project diversions (D_FolsmNP) include water
rights holders whose diversions are not affected by CVP allocation logic. This includes all or part of
the diversions to the cities of Folsom and Roseville, San Juan Water District and El Dorado Irrigation
District. In CalSim II these diversions are represented by arc D8_NP.

CALLITE DOCUMENTATION VERSION 3.00
10
A.4.6.2 Nimbus
AD_Nimbus = C9-C8+D9. This AD term is calculated from a mass balance of inflows (release from
Folsom Dam) and outflows (release from Nimbus Dam, diversion to Folsom South Canal). CalLite
does not dynamically simulate storage and evaporation at Lake Natoma. CalSim II typically maintains
storage at a constant level of 8.80 TAF. CalSim II storage may drop to 6.50 TAF (Level 3) or 1.75 TAF
(Level 1) during critical periods. Diversions at Nimbus represent deliveries via the Folsom South
Canal. These include deliveries to the Golden State Water Company, California Parks and Recreation,
SMUD (Rancho Seco Power Plant), and several agricultural districts in southern Sacramento County
(Omuchumne-Hartnell Water District, Galt Irrigation District, and Clay Water District).
A.4.6.3 H Street
AD_HSt = C303-C9+D302. This AD term represents stream losses to groundwater (GS66) and storm
runoff to the lower American River downstream of Nimbus Dam (I302). The diversion at HSt
(D_HStNP) represents diversions by the City of Sacramento at its Fairburn plant and by Carmichael
Water District for its Bajamont water treatment plant. These diversions are pre-processed in CalLite.
Diversions by the City of Sacramento are limited according to the Water Forum Agreement.
A.4.7 The Sacramento - San Joaquin River Delta
CalLite’s representation of the Delta retains the same level of detail present in CalSim II. Some nodes
represent specific places in the Delta while others represent general areas into which the Delta's
consumptive use was subdivided. Nodes are included for Hood, Delta Cross Channel, Sacramento
River at North Delta, Brannan Island, and Rio Vista, Mokelumne, Terminous, San Joaquin River at
Vernalis, Calaveras, Stockton, Central Delta, Medford Island, and Venice Island, Sacramento and SJR
confluence, West Delta, Rock Slough, Coney Island, Jones Pumping Plant, and Banks Pumping Plant
(see Figure 51). D-1641 specifies minimum instream flow requirements at Rio Vista and for Delta
outflow, and the FWS and NMFS Biological Opinions specify minimum instream flow requirements
for Old and Middle Rivers. Table 15 shows the local inflow calculations within the Delta.

CALLITE DOCUMENTATION VERSION 3.00
11
Table 15. Delta local inflow calculation and diversions (CalLite Arc name in parentheses).
Feature
Inflow
Diversion
Local Inflow
Nodes (labeled)
Hood
I_400 (I_Hood)
dem_D400B (D_Hood_NP)
North Bay
Aqueduct
Diversions to Vallejo, Napa, Solano,
and FVB (D_Vallejo, D_Napa,
D_Solano, D_FVB)
Brannan Island
I404 (I_BrananIS)
dem_D404 (D_BrananIs_NP)
Sac SJR confluence
I406 (I_MarshCr)
I406B (I_SacSJR)
dem_D406 (D_SacSJR_NP),
dem_D406B (D_Antioch_NP)
Medford Island
I410 (I_MedfordIS)
dem_D410 (D_MedfordIS_NP)
Mokelumne
C504 (AD_Mokelumne)
Terminous
I413 (I_Terminous)
dem_D413 (D_TerminousP)
Vernalis
C644 (AD_SJR)
Calaveras
C508+R514A+R514B –
D514A – D514B
(AD_Calaveras)
Stockton
I412 (I_Stockton)
dem_D412 (D_Stockton_NP)
Coney Island
I409 (I_ConeyIS)
dem_D409B (D_ConeyIS_NP)
Banks PP
I419 (I_CVCWheel)
A.4.8 South of Delta Export Area
Figure 52 and Figure 53 contain the CalLite schematic for the CVP and SWP south of Delta export
area. The Delta Mendota Canal starts at Jones Pumping Plant in the Delta and flows south to O’Neill
Forebay and San Luis Reservoir. From there, it continues to the Mendota Pool. The California
Aqueduct begins at Banks Pumping Plant and flows south to O’Neill Forebay and San Luis Reservoir
and continues to the southern San Joaquin Valley and Southern California. The canals in the CalLite
schematic are divided into sections based on canal capacity constraints relative to specific points of
diversion. San Luis Reservoir is dynamically operated within CalLite. Storage diversions and releases
at the SWP terminal reservoirs (Del Valle, Silverwood, Perris, Pyramid, and Castaic) are pre-
processed by CalSim II and input into CalLite as diversion and inflow arcs. The diversions and local
inflows in the south of Delta export area are listed in Table 16.

CALLITE DOCUMENTATION VERSION 3.00
12
Table 16. South of Delta local inflow calculation and diversions (CalLite Arc name in
parentheses).
Feature
Inflow
Diversion*
Local Inflow
Nodes
(labeled)
South Bay dem_D810,dem_D813, dem_D814, dem_D815, and
dem_D816 (D_SbayP)
I_DelValle – D_DelValle (Del Valle
Reservoir storage release and
diversion)
O’Neill FB
(SWP)
dem_D803, dem_D802 (D_ONeillFBSWP)
Upper DMC
dem_D700, dem_D701, and dem_D702 (D_UpDMCP)
CVP SL
Reservoir
dem_D710 and dem_D711 (D_SLCVPP)
CVPJointUse
dem_D706,dem_D707, and dem_D708
(D_CVPJU_LDMCP)
Lower DMC
dem_D607A, dem_D607B, dem_D607C, dem_D607D,
dem_608B, and dem_608C (D_MendotaPl)
I607+R607West+C605A
(AD_JamesBP)
Dos Amigos
(CVP)
dem_D833,dem_D834,dem_ D835,dem_D836,dem_
D837,dem_ D838,dem_ D839, dem_D840,
dem_D841,dem_ D842, dem_D843, dem_D844, and
dem_ D845 (D_DosAmigosCVPP)
Dos Amigos
(SWP)
dem_D821, dem_D824, dem_D826, dem_D827,
dem_D828, and dem_D829 (D_DosAmigosSWPP)
Las Perillas
dem_D846, dem_D847, dem_D848, dem_D849 , and
C848_TVC (D_Emp2DudP)
Badger Hill
dem_D850: dem_D867, dem_D868, dem_D869, and
dem_D870 (D_CoastAqdctP)
KCWA
dem_D851 and C851_SW (D_KCWAP)
Cross Valley
Canal
dem_D855 (D_CVP_CVCP); dem_D854 and dem_D856
(D_CVPRfg_854P)
Chrisman
Pumping Plant
I860
(I_Kern)
dem_D859,dem_D862,dem_D863,dem_D864 , and
C861_AEI (D_CVC2ChrisP)
Warne Power
Plant
dem_D891 (D_OSOP)
West Branch dem_D28,dem_ D893, dem_D894, dem_D29,
dem_D895, and dem_D896 (D_WarnePPP)
I_Pyramid – D_Pyramid +
I_Castaic – D_Castaic (Pyramid
and Castaic Lake storage release
and diversion)
Pearblossom
Pumping Plant
dem_D877, dem_D878, dem_D879, and dem_D880
(D_AlamoP)
East Branch
dem_D881,dem_D882,dem_D25,dem_D883,
dem_D884,dem_D885,dem_D886,dem_D887,
dem_D888,dem_D889, dem_D899, and dem_D27
(D_PearBlPPP)
I_Silverwood – D_Silverwood +
I_Perris – D_Perris (Silverwood
and Perris Lake storage release
and diversion)
*All diversions constrained by allocation and consumptive use requirements.

CALLITE DOCUMENTATION VERSION 3.00
13
A.4.9 Upper San Joaquin River
The CalLite Upper San Joaquin River representation includes Millerton Reservoir (Friant Dam),
Gravelly Ford, the Chowchilla Bifurcation, Mendota Pool, Sack Dam, and the San Joaquin River down
to the junction with the Merced River. Table 17 shows the correspondence between CalLite and
CalSim inflows, accretions, and diversions.
Table 17. Upper San Joaquin River CalLite inflows, accretions, and diversions.
Corresponding CalSim variables are shown in parentheses.
Feature Inflows Accretions /
Depletions Diversions
Reservoirs
Millerton (S18)
I_Mlrtn
(I18_FG+C17+C16_T
FB)
D_Fkcnl (D18A)
D_Mdrcnl (D18B)
Nodes
GravellyFord (Node 603)
AD_Gravf
(-L603)
D_Gravf (D603)
ChowchillaBifurcation
(Node 605)
AD_SJRCb
(-L605)
Mendota Pool (Node 607) I_Mdota (I607) AD_Mdota
(R607West)
D_Mdota (D607A +
D607D)
C_MdotaBC (C607BC)
SJRSack
(Node 608)
AD_SJRSack
(-L608)
C_SJRSackBC (C608BC)
SJRSand (Node 609)
AD_SJRSand
(-L609)
SJRMaraBypass (Node 610)
SJRLander (Node 611)
SJRMudSalt (Node 614) I_SJRMs (I614)
AD_SJRMs
(R614West+R61
4J+R619H)
C_MDOTABVamp
(C607BVAMP)
SJRMerced (Node 620)
AD_SJRMer
(C619+R620)
D_SJRMer
(D620A+D620B+D620C)

CALLITE DOCUMENTATION VERSION 3.00
14
A.4.10 Fresno River
The CalLite Fresno River representation includes Hensley Lake, Fresno, and the Chowchilla Bypass.
Table 18 shows the correspondence between CalLite and CalSim inflows, accretions, and diversions.
Table 18. Fresno River CalLite inflows, accretions, and diversions. Corresponding
CalSim variables are shown in parentheses.
Feature Inflows Accretions /
Depletions Diversions
Reservoirs
Hensley Lake (S52)
I_Hnsly (I52)
Nodes
Fresno (Node 588)
AD_Frsno
(D590F-L588)
D_Frsno (D588)
Chowchilla Bypass (Node 595)
AD_Chowbyp
(R595-L595)
D_Chowbyp (D595)
A.4.11 Chowchilla River
The CalLite Chowchilla River representation includes Eastman Lake, Chowchilla1, and Chowchilla2.
Table 19 shows the correspondence between CalLite and CalSim inflows, accretions, and diversions.
Table 19. Chowchilla River CalLite inflows, accretions, and diversions. Corresponding
CalSim variables are shown in parentheses.
Feature Inflows Accretions /
Depletions Diversions
Reservoirs
Eastman Lake
I_Estmn (I53)
Nodes
Chowchilla1 Nodes (580/582) AD_ChowR1
(-L582)
C_Mdrcnlf (C590F)
D_Chowr1 (D582)
C_Mdrcnl_16B (C590_16B)
C_Mdrcnl (C590)
Chowchilla2 (Node 587) I_Eastbyp
AD_Chow2
(R587A+R587
B-L587)

CALLITE DOCUMENTATION VERSION 3.00
15
A.4.12 Merced River
The CalLite Merced River representation includes Lake McClure, Merced1, and Merced2. Table 20
shows the correspondence between CalLite and CalSim inflows, accretions, and diversions.
Table 20. Merced River CalLite inflows, accretions, and diversions. Corresponding
CalSim variables are shown in parentheses.
Feature Inflows Accretions /
Depletions Diversions
Reservoirs
McClure
I_Mclre (I20)
Nodes
Merced1 (Nodes 561/562)
I_Merced1
(I561+I562)
D_Merced1 (D561+D562)
Merced2 (Nodes 564/566) I_Merced2 (I566)
AD_Merced2
(R564A+R564B
+R566)
D_Merced2 (D566)
A.4.13 Tuolumne River
The CalLite Tuolumne River representation includes New Don Pedro Reservoir and Tuolumne. Table
21 shows the correspondence between CalLite and CalSim inflows, accretions, and diversions.
Table 21. Tuolumne River CalLite inflows, accretions, and diversions. Corresponding
CalSim variables are shown in parentheses.
Feature Inflows Accretions /
Depletions Diversions
Reservoirs
New Don Pedro
I_Pedro (I81)
Nodes
Tuolumne I_Tuol (I545)
AD_TUOL
(R545A+R545B
+R545C)
D_Tuol
(D540A+D540B+D545)

CALLITE DOCUMENTATION VERSION 3.00
16
A.4.14 Stanislaus River
The CalLite Stanislaus River representation includes New Melones, Goodwin, and Ripon. Table 22
shows the correspondence between CalLite and CalSim inflows, accretions, and diversions.
Table 22. Stanislaus River CalLite inflows, accretions, and diversions. Corresponding
CalSim variables are shown in parentheses.
Feature Inflows Accretions /
Depletions Diversions
Reservoirs
New Melones
I_Melon (I10)
Nodes
Goodwin (Node 520) I_Stangdwn (I520) AD_Stangdwn
(I76-E76)
D_Stangdwn
(D520A+D520A1+D520B
+D520C)
Ripon (Node 528) I_Stanripn (I528)
AD_Stanripn
(R528A+R528B+R
528C)
D_Stanripn (D528)
A.4.15 Calaveras River
The CalLite Calaveras River representation includes New Hogan, Calaveras, and SJRCalaveras. Table
23 shows the correspondence between CalLite and CalSim inflows, accretions, and diversions.
Table 23. Calaveras River CalLite inflows, accretions, and diversions. Corresponding
CalSim variables are shown in parentheses.
Feature Inflows Accretions /
Depletions Diversions
Reservoirs
New Hogan
I_Nhgan (I92)
Nodes
Calaveras (Nodes 506/507/508) I_CALAV (I506) AD_CALAV
(R508-L507-L506)
D_CALAV
(D506A+D506B+D506C+
D507)
SJRCalaveras (Node 514) AD_SJRCAL
(R514A+R514B)
D_SJRCAL
(D514A+D514B)

CALLITE DOCUMENTATION VERSION 3.00
17
A.4.16 Lower San Joaquin River
The CalLite Lower San Joaquin River representation includes SJRMaze, SJRVernalis, and SJROldRiver.
Table 24 shows the correspondence between CalLite and CalSim inflows, accretions, and diversions.
Table 24. Lower San Joaquin River CalLite inflows, accretions, and diversions. Corresponding
CalSim variables are shown in parentheses.
Feature Inflows Accretions/
Depletions Diversions
Nodes
SJRMaze (Node 636) I_SJRMaze (I636)
AD_SJRMaze
(R636A+R636B+R6
36C)
SJRVernalis (Node 639)
AD_SJRVER
(R639+R639West)
D_SJRVER (D639)
SJROldRiver
A.5 Demands - North of Delta
North of Delta project demands are also based on 2005 and 2020 LOD CalSim II hydrology from the
Common Assumptions Common Model Package (Version 9B) (DWR 2009). Consistent with the
CalSim II approach, deliveries are constrained by CVP and SWP allocations and by land use-based
diversion requirements for the hydrologic planning area. Table 25 shows CalLite north of Delta
model nodes, corresponding Calsim II demand arcs, and CalSim II contract demand timeseries used
to represent project demands at each node. Table 25 also shows the DSA land use-based diversion
requirement associated with each demand timeseries.

CALLITE DOCUMENTATION VERSION 3.00
18
Table 25. NOD CVP and SWP Project Demands as Simulated in CalLite.
CalLite Demand Node
(Arc name in
parentheses)
Calsim II
Demand Arc Contract Demand Variable DSA Land Use-Based
Diversion Requirement
Red Bluff (D_RedBlf)
D104
DEM_D104_PMI,
DEM_D104_PAG,
DEM_D104_PSC
DSA 58
D171
CON_D171_PAG
DSA 10
D172
CON_D172_PAG
DSA 10
D174
CON_D174_PAG
DSA 12
D178
CON_D178_PAG
DSA 12
Wilkins Slough
(D_Wilkns)
D122A
CON_14301SC
DSA 12
D122B
CON_14501SC
DSA 12
D143A
CON_114GCID
DSA 12
D143B
CON_D14302_PRF,
CON_114GCID
DSA 12
D145A
CON_114GCID
DSA 12
D145B
CON_18201A_PRF,
CON_18201B_PRF,
CON_114GCID
DSA 12
D128
CON_131SC
DSA 15
D129A
CON_18301SC
DSA 12
Oroville (D_Orovl)
D6
DEM_D6_PWR
DSA 69
Thermalito (D_Therm)
D7
DEM_D7A_PAG,
DEM_D7A_PWR,
DEM_D7A_PRF,
DEM_D7B_PAG,
DEM_D7B_PWR,
DEM_D7B_PRF
DSA 69
D201
DEM_D201_PIMI,
DEM_D201_POMI
DSA 69
D202
DEM_D202_PWR
DSA 69
Yuba-Feather
Confluence (D_Yub Fea)
D204
DEM_D204_PIMI,
DEM_D204_POMI
DSA 69
D206
DEM_D206A_PAG,
DEM_D206B_PAG,
DEM_D206B_PWR,
DEM_D206C_PAG,
DEM_D206C_PWR
DSA 69

CALLITE DOCUMENTATION VERSION 3.00
19
Table 25 (cont’d). NOD CVP and SWP Project Demands as Simulated in CalLite.
CalLite Demand Node
(Arc name in
parentheses)
Calsim II
Demand Arc Contract Demand Variable DSA Land Use-Based
Diversion Requirement
Folsom (D_Folsm)
D8
DEM_8B_PMI_ANN
DEM_8E_PMI_ANN
DEM_8F_PMI_ANN,
DEM_8G_PMI_ANN,
DEM_8H_PMI_ANN,
DEM_8I_PMI_ANN
DSA 70
Nimbus (D_Nimbus)
D9
DEM_9AB_PMI_ANN,
DEM_9A_PMI_ANN
DSA 70
Sacramento-American
Confluence (D_SacAme)
D162
DEM_D162A_PSC,
DEM_D162B_PSC,
DEM_D162C_PSC,
DEM_D162E_PMI
DSA 70
D163
DEM_D163_PRJ
DSA 65
D165
DEM_D165_PRJ
DSA 65
D167
DEM_D167B_PMI_A
DSA 70
A.6 Demands - South of Delta
A.6.1 State Water Project Demands
Twenty-nine agencies have contracts for a long-term water supply from the SWP totaling
approximately 4.2 million acre-feet (MAF) annually, of which about 4.1 MAF are for contracting
agencies with service areas south of the Delta. About 70 percent of this amount is the contract
entitlement for urban users and the remaining 30 percent for agricultural users. Implementation of
these demands in CalLite is similar to CalSim II, however, the contractors are grouped into three
types: agricultural (Ag), Metropolitan Water District’s municipal and industrial demands (MWD),
and other municipal and industrial demands (MI) (see Table 26); similar to older versions of the
CalSim II model.

CALLITE DOCUMENTATION VERSION 3.00
20
Table 26. SWP Contractors as simulated in CalLite.
IDD1
DemArc2
IDC3
Type Contractor CalLite Demand Node
1
D810
1
MI
ALAMEDA COUNTY FC&WCD-ZONE 7
SouthBay
2
D813
1
MI
ALAMEDA COUNTY FC&WCD-ZONE 7
SouthBay
3
D814
2
MI
ALAMEDA COUNTY WD
SouthBay
4 D877 3 MI ANTELOPE VALLEY-EAST KERN WA Pearblossom Pumping
Plant
5
D868
4
AG
CASTAIC LAKE WA
Badger Hill
6
D896
30
MI
CASTAIC LAKE WA
West Branch
7 D204 5 MI CITY OF YUBA CITY
Yuba-Feather
Confluence
8
D883
6
MI
COACHELLA VALLEY WD
East Branch
9
D201
7
MI
COUNTY OF BUTTE
Thermalito
10
D847
8
AG
COUNTY OF KINGS
Las Perillas
11
D25
9
MI
CRESTLINE-LAKE ARROWHEAD WA
East Branch
12
D884
10
MI
DESERT WA
East Branch
13
D849
11
AG
DUDLEY RIDGE WD
Las Perillas
14
D846
12
AG
EMPIRE WEST SIDE ID
Las Perillas
15 D851A 29 MI KERN COUNTY WA KCWA
16
D851
13
AG
KERN COUNTY WA
KCWA
17 D859 13 AG KERN COUNTY WA
Chrisman Pumping
Plant
18 D863 13 AG KERN COUNTY WA
Chrisman Pumping
Plant
19
D867
13
AG
KERN COUNTY WA
Badger Hill
20 D879 14 MI LITTLEROCK CREEK ID
Pearblossom Pumping
Plant
21
D27
15
MWD
METROPOLITAN WDSC
East Branch
22
D851B
15
MWD
METROPOLITAN WDSC
KCWA
23
D885
15
MWD
METROPOLITAN WDSC
East Branch
24 D895 15 MWD METROPOLITAN WDSC West Branch
25
D899
15
MWD
METROPOLITAN WDSC
East Branch
26
D881
16
MI
MOJAVE WA
East Branch
27 D403B 17 MI NAPA COUNTY FC&WCD North Bay Aqueduct
28
D802A
18
AG
OAK FLAT WD
O’Neill FB (SWP)
29 D878 19 MI PALMDALE WD
Pearblossom Pumping
Plant
30
D886
20
MI
SAN BERNARDINO VALLEY MWD
East Branch
31
D887
21
MI
SAN GABRIEL VALLEY MWD
East Branch
1 Demand ID
2 Demand Arc in CalSim II
3 Contractor ID

CALLITE DOCUMENTATION VERSION 3.00
21
Table 26 (cont’d). SWP Contractors as simulated in CalLite.
IDD4
DemArc5
IDC6
Type Contractor CalLite Demand Node
32
D888
22
MI
SAN GORGONIO PASS WA
East Branch
33
D869
23
MI
SAN LUIS OBISPO COUNTY FC&WCD
Badger Hill
34
D870
24
MI
SANTA BARBARA COUNTY FC&WCD
Badger Hill
35
D815
25
MI
SANTA CLARA VALLEY WD
South Bay
36
D403C
26
MI
SOLANO COUNTY WA
North Bay Aqueduct
37
D848
27
AG
TULARE LAKE BASIN WSD
Las Perillas
38 D28 28 MI VENTURA COUNTY WPD West Branch
39
D29
28
MI
VENTURA COUNTY WPD
West Branch
A.6.2 Central Valley Project Demands
CVP demands in CalLite are currently based on 2005 and 2020 LOD CalSim II hydrology and are
consistent with the CalSim II approach. Table 27 summarizes the contractors and their types
(agricultural (Ag), Exchange (Ex), municipal and industrial (Mi), Refuge (Ref) water rights (Wr)),
Calsim II demand arc and location, and the CalLite node at which they are applied.
Table 27. CVP south of Delta contractors as simulated in CalLite.
Contractor
Calsim II
Demand Arc
Calsim II Location Type
CalLite Demand
Node
Plainview WD
D700
Upper DMC
Ag
Upper DMC
Tracy, City of
D700
Upper DMC
Mi
Upper DMC
Banta Carbona ID
D700
Upper DMC
Ag
Upper DMC
West Side ID
D700
Upper DMC
Ag
Upper DMC
Davis WD
D701
Upper DMC
Ag
Upper DMC
Del Puerto WD
D701
Upper DMC
Ag
Upper DMC
Hospital WD
D701
Upper DMC
Ag
Upper DMC
Kern Canon WD D701 Upper DMC Ag Upper DMC
Salado WD
D701
Upper DMC
Ag
Upper DMC
Sunflower WD
D701
Upper DMC
Ag
Upper DMC
West Stanislaus WD
D701
Upper DMC
Ag
Upper DMC
Mustang WD
D701
Upper DMC
Ag
Upper DMC
Orestimba WD
D701
Upper DMC
Ag
Upper DMC
Patterson WD Water
Rights
D701 Upper DMC Wr Upper DMC
Patterson WD
D701
Upper DMC
Ag
Upper DMC
4 Demand ID
5 Demand Arc in CalSim II
6 Contractor ID

CALLITE DOCUMENTATION VERSION 3.00
22
Table 27 (cont’d). CVP south of Delta contractors as simulated in CalLite.
Contractor
Calsim II
Demand Arc
Calsim II Location Type
CalLite Demand
Node
Foothill WD D701 Upper DMC Ag Upper DMC
Quinto WD
D701
Upper DMC
Ag
Upper DMC
Romero WD
D701
Upper DMC
Ag
Upper DMC
Centinella WD D701 Upper DMC Ag Upper DMC
Losses
D702
Upper DMC
Loss
Upper DMC
Exchange Contractors
D707
DMC Downstream from O'Neill
Ex
CVP Joint Use
Panoche WD
D706
DMC Downstream from O'Neill
Ag
CVP Joint Use
San Luis WD D706 DMC Downstream from O'Neill Ag CVP Joint Use
Broadview WD
D706
DMC Downstream from O'Neill
Ag
CVP Joint Use
Laguna WD
D706
DMC Downstream from O'Neill
Ag
CVP Joint Use
Eagle Field WD D706 DMC Downstream from O'Neill Ag CVP Joint Use
Mercy Springs WD
D706
DMC Downstream from O'Neill
Ag
CVP Joint Use
Oro Loma WD
D706
DMC Downstream from O'Neill
Ag
CVP Joint Use
Widren WD
D706
DMC Downstream from O'Neill
Ag
CVP Joint Use
Grasslands via CCID
D708
DMC Downstream from O'Neill
Ref
CVP Joint Use
Los Banos WMA
D708
DMC Downstream from O'Neill
Ref
CVP Joint Use
Kesterson NWR
D708
DMC Downstream from O'Neill
Ref
CVP Joint Use
Freitas - SJBAP D708 DMC Downstream from O'Neill Ref CVP Joint Use
Salt Slough - SJBAP
D708
DMC Downstream from O'Neill
Ref
CVP Joint Use
China Island - SJBAP
D708
DMC Downstream from O'Neill
Ref
CVP Joint Use
Volta WMA D708 DMC Downstream from O'Neill Ref CVP Joint Use
Grassland via Volta
Wasteway
D708 DMC Downstream from O'Neill Ref CVP Joint Use
Westlands WD (incl.
Barcellos)
D607A Mendota Pool Ag Mendota Pool
Fresno Slough WD
D607A
Mendota Pool
Ag
Mendota Pool
James ID
D607A
Mendota Pool
Ag
Mendota Pool
Traction Ranch/F&G D607A Mendota Pool Ag Mendota Pool
Tranquillity ID
D607A
Mendota Pool
Ag
Mendota Pool
Hughes, Melvin
D607A
Mendota Pool
Ag
Mendota Pool
R.D. 1606 D607A Mendota Pool Ag Mendota Pool
Exchange Contractors
D607B
Mendota Pool
Ex
Mendota Pool
Sch. II W.R.-
D607A
Mendota Pool
Wr
Mendota Pool
Sch. II W.R.-James ID
D607A
Mendota Pool
Wr
Mendota Pool
Sch. II W.R.-Traction Ranch
D607A
Mendota Pool
Wr
Mendota Pool
Sch. II W.R.-Tranquility I
D607A
Mendota Pool
Wr
Mendota Pool
Sch. II W.R.-Hughes,
Melvin
D607A Mendota Pool Wr Mendota Pool
Sch. II W.R.-R.D. 1606
D607A
Mendota Pool
Wr
Mendota Pool
Sch. II W.R.-Dudley
D607A
Mendota Pool
Wr
Mendota Pool
Grasslands WD
D607C
Mendota Pool
Ref
Mendota Pool
Los Banos WMA
D607C
Mendota Pool
Ref
Mendota Pool
San Luis NWR D607C Mendota Pool Ref Mendota Pool

CALLITE DOCUMENTATION VERSION 3.00
23
Table 27 (cont’d). CVP south of Delta contractors as simulated in CalLite.
Contractor
Calsim II
Demand Arc
Calsim II Location Type
CalLite Demand
Node
Mendota WMA D607C Mendota Pool Ref Mendota Pool
West Gallo - SJBAP
D607C
Mendota Pool
Ref
Mendota Pool
East Gallo - SJBAP
D607C
Mendota Pool
Ref
Mendota Pool
Losses D607D Mendota Pool Loss Mendota Pool
San Benito County WD MI
D711
San Felipe
Mi
CVP SL Reservoir
San Benito County WD AG
D710
San Felipe
Ag
CVP SL Reservoir
Santa Clara Valley WD PMI
D711
San Felipe
Mi
CVP SL Reservoir
Santa Clara Valley WD PAG D710 San Felipe Ag CVP SL Reservoir
Pajaro Valley Wtr Mgmt
Agency
D710 San Felipe Ag CVP SL Reservoir
San Luis Interim
San Luis Unit (Joint Reach)
Ag
CVP Dos Amigos
Westlands WD
D836, D837,
D839, D841,
D843
San Luis Unit (Joint Reach)
Ag CVP Dos Amigos
San Luis WD
D833
San Luis Unit (Joint Reach)
Ag
CVP Dos Amigos
Panoche WD D835 San Luis Unit (Joint Reach) Ag CVP Dos Amigos
Pacheco WD
D835
San Luis Unit (Joint Reach)
Ag
CVP Dos Amigos
Grasslands WD
D833
San Luis Unit (Joint Reach)
Ag
CVP Dos Amigos
CA, State Parks and Rec
D833
San Luis Unit (Joint Reach)
Ag
CVP Dos Amigos
Affonso/Los Banos Gravel
Co.
D833 San Luis Unit (Joint Reach) Ag CVP Dos Amigos
Avenal, City of
D844
San Luis Unit (Joint Reach)
Mi
CVP Dos Amigos
Coalinga, City of
D844
San Luis Unit (Joint Reach)
Mi
CVP Dos Amigos
Huron, City of
D844
San Luis Unit (Joint Reach)
Mi
CVP Dos Amigos
Loss
D834, D837,
D838, D840,
D842, D845
San Luis Unit (Joint Reach)
Loss
CVP Dos Amigos
Ducor ID
D855
Cross Valley Canal
Ag
Cross Valley Canal
Hope Valley D855 Cross Valley Canal Ag Cross Valley Canal
Fresno, County of
D855
Cross Valley Canal
Ag
Cross Valley Canal
Hills Valley ID
D855
Cross Valley Canal
Ag
Cross Valley Canal
Kern-Tulare ID
D855
Cross Valley Canal
Ag
Cross Valley Canal
Lower Tule River ID
D855
Cross Valley Canal
Ag
Cross Valley Canal
Pixley ID D855 Cross Valley Canal Ag Cross Valley Canal
Rag Gulch WD
D855
Cross Valley Canal
Ag
Cross Valley Canal
Tri-Valley WD
D855
Cross Valley Canal
Ag
Cross Valley Canal
Tulare, County of D855 Cross Valley Canal Ag Cross Valley Canal
Kern NWR
D856
Cross Valley Canal
Ref
Cross Valley Canal
Pixley NWR
D856
Cross Valley Canal
Ref
Cross Valley Canal
Loss
D854
Cross Valley Canal
Loss
Cross Valley Canal

CALLITE DOCUMENTATION VERSION 3.00
24
A.7 References
California Department of Water Resources (DWR). 2009. Common Assumptions Common Model
Package. Sacramento, Calif.

CALLITE DOCUMENTATION VERSION 3.00
25
A.8 Hydrology Figures
Figure 42. CalLite Schematic (North of Delta).

CALLITE DOCUMENTATION VERSION 3.00
26
Figure 43. CalLite Schematic (Delta).

CALLITE DOCUMENTATION VERSION 3.00
27
Figure 44. CalLite Schematic (South of Delta).

CALLITE DOCUMENTATION VERSION 3.00
28
Figure 45. CalLite Upper Sacramento River Representation.
Trinity River
Local
Sacramento
River inflow
Keswick
local inflow
Red Bluff
local inflow
(excluding
modeled
deliveries)
Clear Creek inflow
to Whiskeytown

CALLITE DOCUMENTATION VERSION 3.00
29
Figure 46. CalLite Colusa Basin representation.
Wilkins Sl Local
inflows
(excluding
modeled
deliveries)

CALLITE DOCUMENTATION VERSION 3.00
30
Figure 47. CalLite lower Sacramento River representation.
SacFeather local
inflows (excluding
modeled deliveries)
SacAmerican local
inflows (excluding
modeled deliveries)
Yolo Bypass local
inflows (excluding
modeled deliveries)

CALLITE DOCUMENTATION VERSION 3.00
31
Figure 48. CalLite Feather River Representation.
Feather River
inflow to Lake
Oroville
Thermalito local
inflow (excluding
modeled deliveries)
YubaFeather local
inflow (excluding
modeled deliveries)

CALLITE DOCUMENTATION VERSION 3.00
32
Figure A-7. CalLite Feather River Representationh
Figure 49. CalLite Yuba River Representation.
Daguerre
Point local
inflows

CALLITE DOCUMENTATION VERSION 3.00
33
Figure 50. CalLite American River Representation.
Folsom Lake Inflow
Natoma local
inflow
(excluding
modeled
deliveries)
H St local inflow (excluding
modeled deliveries)

CALLITE DOCUMENTATION VERSION 3.00
34
Figure 51. CalLite Delta Representation.

CALLITE DOCUMENTATION VERSION 3.00
35
Figure 52. CalLite Representation from Delta to San Luis.

CALLITE DOCUMENTATION VERSION 3.00
36
Figure 53. CalLite Representation South of Dos Amigos.

CALLITE DOCUMENTATION VERSION 3.00
37
Appendix B Future Water
Management Actions
B.1 Shasta Enlargement
Version 3.00 of CalLite includes the option to model the enlargement of Shasta Lake. The primary
objectives of the alternatives identified in the Shasta Lake Water Resources Investigation (SLWRI)
are (1) to increase survival of anadromous fish populations in the Sacramento River primarily
upstream from the Red Bluff Diversion Dam, and (2) to increase water supplies and water supply
reliability for agricultural, municipal and industrial, and environmental purposes to help meet future
water demands, with a focus on enlarging Shasta Dam and Reservoir.
For the purposes of the screening model implementation, three Shasta Dam enlargement
alternative dam raises of 6.5-feet (256 TAF), 12.5-feet (443 TAF), and 18.5-feet (634 TAF) are
considered. These are the three raise sizes analyzed in the SLWRI Draft Feasibility Report and
Preliminary Draft EIS released in February 2012 (Reclamation 2012), though the modeling in those
reports included specialized operations for M&I water supply that are not in CalLite.
With the exception of the specialized M&I water supply operation, implementation of the three
raise options in CalLite is identical to the CalSim II model, with an additional storage element added
to the model to represent the enlarged part of Shasta Reservoir. Flood control space in Shasta does
not change when Shasta is enlarged, hence the increased space is treated as additional conservation
pool. Trinity Reservoir operations are held constant for the three raises, by adjusting the balancing
logic used to trigger imports from Trinity into the Sacramento Basin.
The Shasta enlargement options are considered a component of the CVP, and increased Shasta
storage is directly integrated into COA, water supply indices, and operational decisions, etc. It is
recommended that if enlarged Shasta is activated in the model, the WSI-DI curves be recalculated to
take into account the impacts of enlarging Shasta on CVP (and SWP) water supply and operations.
B.2 Los Vaqueros Enlargement
The Los Vaqueros Expansion Model was developed to run planning and operations simulations of
key Contra Costa Water District facilities. Those facilities include Delta intakes at Rock Slough, Old
River, and Middle River (Victoria Canal), Los Vaqueros Reservoir, Old River Pipeline, the Transfer
Facility and Transfer Pipeline, Los Vaqueros Pipeline, and the Contra Costa Canal. Los Vaqueros
Reservoir was built and expanded to reduce the salinity of water delivered to the CCWD service
area. This is done by filling Los Vaqueros when there is low salinity at the Old and Middle River
intakes and releasing water for blending when Delta salinity is high.
There are proposals to expand Los Vaqueros beyond its current 160 TAF capacity. The CalLite user is
allowed to test different Los Vaqueros storage capacities to see how the system responds.
Increased capacity will result in increased Delta diversions when salinity is low and reduced Delta

CALLITE DOCUMENTATION VERSION 3.00
38
diversions when salinity is high. This can effect CVP and SWP export operations if there are changes
at Old and Middle River intake diversions when Old and Middle River flow criteria are controlling
exports. Changes in storage capacity can also affect diversions of CCWD CVP contract supply.

CALLITE DOCUMENTATION VERSION 3.00
39
Appendix C Simulation of Delta
Regulatory Requirements
Unless otherwise noted, the water year types discussed in the following sections are based on the D-
1641 Sacramento River 40-30-30 Index (SWRCB 1995).
• W = Wet
• AN = Above Normal
• BN = Below Normal
• D = Dry
• C = Critical
• Subnormal Snowmelt = whenever the forecast of April through July unimpaired runoff is less
than 5.9 MAF during an otherwise wet, above normal, or below normal year.
This appendix describes the implementation of Delta regulatory controls in CalLite. The regulatory
controls in CalLite allow users to specify requirements for interior Delta flows, minimum river flows,
Delta outflows, export restrictions, and salinity objectives. The regulatory requirements modeled in
CalLite Version 3.00 are based on D-1485, D-1641, the 2008 FWS BO RPA, the 2009 NMFS BO RPA,
and other agreements relating to operation of the CVP and SWP. Figure 54 shows a map of the Delta
with the locations of Delta regulatory controls (see Section 7.4).
Figure 54. Delta regulatory control locations.

CALLITE DOCUMENTATION VERSION 3.00
40
The methodology used in the implementation of Delta regulatory controls is identical to that used in
the CalSim II model. However, in CalLite Version 3.00, the user can switch certain D-1485, D-1641,
and BO RPA regulations on or off, enter user-defined values for some D-1485 and D-1641
requirements, and also add other user-defined regulations. These user selections are specified
through dashboards in the GUI as shown in Figure 55, Figure 56, and Figure 58. If the user-defined
button is selected for a D-1485, D-1641 or other regulation, a unique table is activated to enable
custom inputs for the appropriate criteria.
The sections that follow describe the main Delta regulatory controls, assumptions, and method of
implementation. The main controls are:
• Sacramento River at Rio Vista minimum flow
• Minimum Delta outflow
• X2 requirements
• Trigger for implementation of X2 Roe Island standard
• San Joaquin River near Jersey Point minimum flow (QWEST)
• Old and Middle River (OMR) maximum allowable negative (reverse) flows
• Delta Cross Channel gate position
• Export-inflow ratio based on total Delta inflow
• Export-inflow ratio based on San Joaquin River flow at Vernalis
• Vernalis Adaptive Management Plan (VAMP) export restrictions
• Salinity standards at Emmaton, Jersey Point, Rock Slough, Collinsville, Chipps, and
Antioch

CALLITE DOCUMENTATION VERSION 3.00
41
Figure 55. Delta regulatory control dashboard in CalLite - D-1641 standards.
NOTE: San Joaquin River at Vernalis minimum flow target cannot currently be modified by the user.

CALLITE DOCUMENTATION VERSION 3.00
42
Figure 56. Delta regulatory control dashboard in CalLite - BO RPA standards.

CALLITE DOCUMENTATION VERSION 3.00
43
Figure 57. SJR Controls tab in CalLite

CALLITE DOCUMENTATION VERSION 3.00
44
Figure 58. Delta regulatory control dashboard in CalLite - Other standards.
C.1 River Flows
C.1.1 Sacramento River at Rio Vista Minimum Flow
The minimum flow in the Sacramento River at Rio Vista is specified by month and water year type.
The D-1485 standards include minimum flow requirements at Rio Vista throughout the whole year
(see Table 29), while the D-1641 standards only have requirements Sep-Nov (see Table 28). While
there are more D-1485 Rio Vista requirements throughout the year, the standards in Sep-Nov are
typically lower than those of D-1641.
If incidental flow is insufficient to meet the requirement, additional flow is provided through
releases from CVP and SWP reservoirs. Calculations of additional releases account for upstream loss
of water through the Delta Cross Channel and Georgianna Slough, depending on Delta Cross
Channel gate position.

CALLITE DOCUMENTATION VERSION 3.00
45
Table 28. D-1641 requirements for Sacramento River at Rio Vista (cfs).
For D-1641, the 7-day running average shall not be less than 1,000 below the monthly objective.
Table 29. D-1485 requirements for Sacramento River at Rio Vista (cfs).
In CalLite, the D-1485 Rio Vista requirement in March is assumed to be the average of the two
surrounding standards. Thus the March D-1485 minimum flow requirements at Rio Vista are actually
modeled in CalLite as shown in Table 30.
Table 30. CalLite representation of D-1485 March minimum flow requirements at Rio
Vista.
Year type
March
W 4,000
AN 2,500
BN 2,500
D or C
1,500
C.1.2 San Joaquin River at Vernalis Minimum Flow
Version 3.00 of CalLite has an option for using either a fixed or dynamic representation of San
Joaquin River operations. If the fixed option is chosen, the San Joaquin River flow at Vernalis is an
input timeseries derived from CalSim II model results, which include the effects of D-1641 Vernalis
minimum flow requirements. The dynamic option allows user selection or variation of the Vernalis
Minimum Flow.
C.2 Delta Outflow
Calculation of total required Delta outflow considers the NDO flow requirement (D-1641 and D-
1485) and the X2 required outflows (D-1641 only) described below.

CALLITE DOCUMENTATION VERSION 3.00
46
C.2.1 Minimum Net Delta Outflow (NDO)
Under D-1641 standards, the minimum net Delta outflow is specified by month and water year type
(see Table 31). Under D-1641 regulation, the X2 standard is used during Feb–Jun.
Table 31. D-1641 minimum average monthly net delta outflow requirements.
Note: 8RI refers to the Eight River Index which is the sum of the unimpaired forecasted flow for:
1) Sacramento River at Bend Bridge;
2) Feather River at Lake Oroville;
3) Yuba River at Smartsville;
4) American River at Folsom Lake;
5) Stanislaus River at New Melones Reservoir;
6) Tuolumne River at Don Pedro Reservoir;
7) Merced River at Exchequer Reservoir; and
8) San Joaquin River at Millerton Lake.
Under D-1485 standards, the minimum Delta outflow is based on several requirements at Chipps
Island (see Table 32).
Table 32. D-1485 minimum average monthly Delta outflow requirements at Chipps
Island.
The specific Chipps Island requirements under D-1485 are:
1) 6,700 cfs during Apr 1st – Apr 14th for Striped Bass Spawning
2) 2,900-14,000 cfs during May 6th – Jul for Striped Bass Survival
3) 10,000 cfs during Feb-May of Wet years, 10,000 cfs during Feb-Apr of Subnormal Snowmelt
years for Suisun Marsh.
Year Type JAN FEB-JUN JUL AUG SEP OCT NOV-DEC
W8,000
4,000 3,000 4,000 4,500
AN 8,000
4,000 3,000 4,000 4,500
BN 6,500
4,000 3,000 4,000 4,500
D5,000 3,500 3,000 4,000 4,500
C4,000 3,000 3,000 3,000 3,500
4,500
(6,000 if
Dec 8RI >
800 TAF)
X2
Standard
Year Type JAN FEB MAR APR 1 - 14 APR 15 - 30 MAY 6 - 31 JUN JUL
W10,000 10,000 14,000 14,000 10,000
AN 6,700 14,000 10,700 7,700
BN 6,700 11,400 9,500 6,500
Subnormal Snowmelt 10,000 10,000 6,500 5,400 3,600
D (after a W/AB/BN) 6,700 4,300 3,600 3,200
D (after a D/C) or C 6,700 3,300 3,100 2,900
6,700 APR 1-14 and
10,000 APR 1-30
6,700 APR 1-14 and
10,000 APR 1-30

CALLITE DOCUMENTATION VERSION 3.00
47
4) 12,000 cfs for 60 consecutive days during Jan-Apr of Above Normal or Below Normal years
for Suisun Marsh.
5) 6,600 cfs during Jan-May when storage is at or above the minimum flood control level at
two out of three of: Shasta, Oroville, and CVP storage on the American.
Unlike D1641, D1485 does not include an X2 requirement. In CalLite, the partial month standards for
minimum Delta outflow are handled in the mrdo-final.wresl file, which calculates an overall Delta
outflow necessary to meet all of the standards. In August-December and sometimes in January-
March (whenever the 12,000 cfs or 6,600 cfs Suisun Marsh requirements do not apply) a minimum
monthly delta outflow requirement of 2,500 cfs is assumed in CalLite. The 12,000 cfs Suisun Marsh
requirement for 60 consecutive days is represented in CalLite by checking January’s Net Delta
Outflow Index7 (NDOI) level when the model timestep is in February. If January’s (the previous
month’s) NDOI was above 12,000 cfs, the model forces the required Delta outflow in February to be
12,000 cfs (thus fulfilling the 60 day requirement). If NDOI is not above 12,000 cfs in January, the
model checks NDOI in February and repeats the logic. If NDOI is not above 12,000 cfs in January or
February, the model will require delta outflow during March and April to be above 12,000 cfs
If incidental flow is insufficient to meet the requirement, additional flow is provided through
releases from CVP and SWP reservoirs.
C.2.2 X2 Requirements
X2 is the location of the 2 parts per thousand salinity contour (isohaline), one meter off the bottom
of the estuary, as measured in kilometers upstream from the Golden Gate Bridge. In D-1641, an
electrical conductivity (EC) value of 2.64 mmhos/cm is used to represent the X2 location. In CalLite
the X2 position is estimated using an Artificial Neural Network (ANN) Dynamic Link Library. The ANN
is briefly described in Appendix F.2.
There is no X2 requirement under a D-1485 regulatory environment.
The D-1641 X2 standard is specified in terms of the number of days in a given month X2 has to be
located at or west of a particular compliance location. There are three possible compliance
locations: Collinsville, Chipps Island, and Roe Island. Each day the requirement may be satisfied any
of three ways: 1) the daily salinity at the compliance location is at or less than 2.64 mmhos/cm; 2)
The 14 day running average at the compliance location is at or less than 2.64 mmhos/cm; or 3) The
daily Net Delta Outflow Index equals or exceeds the compliance location's maximum flow effort
threshold (Collinsville = 7,100 cfs; Chipps Island = 11,400 cfs; Roe Island = 29,200 cfs). In each month
from Feb-June the X2 standard has to be met for a specified number of days at each of the three
compliance locations, as described below.
At Collinsville, X2 compliance is required February through June for the entire month. The only
exception to this is that if the Sacramento River Index (SRI) is less than 8.1 MAF (90% exceedance),
7 NDOI is defined in D-1641 regulations.

CALLITE DOCUMENTATION VERSION 3.00
48
the Collinsville standard does not apply in May and June and the minimum 14 day running average
of 4,000 cfs is used instead. The SRI is the sum of the unimpaired forecasted flow for: 1) Sacramento
River at Bend Bridge; 2) Feather River at Lake Oroville; 3) Yuba River at Smartsville; and 4) American
River at Folsom Lake.
At Chipps Island, X2 compliance is required for at least the number of days shown in Table 33. The
required days are linearly interpolated between the values shown in the table. The same 90%
exceedance exception for Collinsville applies here as well. Obviously, a day of X2 compliance at
Chipps would simultaneously satisfy the Collinsville X2 requirement.
Table 33. D-1641 Required X2 compliance days at Chipps Island (days).
Previous Month’s
8RI (TAF)
Feb Mar Apr May Jun
<= 500
0
0
0
0
0
750
0
0
0
0
800
0
1000
28
12
2
0
0
1250
28
31
6
0
0
1500
28
31
13
0
0
1750
28
31
20
0
0
2000
28
31
25
1
0
2250
28
31
27
3
0
2500
28
31
29
11
1
2750
28
31
29
20
2
3000
28
31
30
27
4
3250
28
31
30
29
8
3500
28
31
30
30
13
3750
28
31
30
31
18
4000
28
31
30
31
23
4250
28
31
30
31
25
4500
28
31
30
31
27
4750
28
31
30
31
28
5000
28
31
30
31
29
5250
28
31
30
31
29
>=5250
28
31
30
31
30
When triggered at Roe Island (Port Chicago), X2 compliance is required for at least the
number of days shown in
Table 34. This requirement is “triggered” if the 14-day running average EC at Roe Island is less than
or equal to 2.64 mmhos/cm on the last day of the previous month. The required days are linearly
interpolated between the values shown in the table. The same 90% exceedance exception for
Collinsville applies here as well.

CALLITE DOCUMENTATION VERSION 3.00
49
Table 34. Required X2 compliance days at Roe Island (days).
Previous Month’s
8RI (TAF)
Feb Mar Apr May Jun
0
0
0
0
0
0
250
1
0
0
0
0
500
4
1
0
0
0
750
8
2
0
0
0
1000
12
4
0
0
0
1250
15
6
1
0
0
1500
18
9
1
0
0
1750
20
12
2
0
0
2000
21
15
4
0
0
2250
22
17
5
1
0
2500
23
19
8
1
0
2750
24
21
10
2
0
3000
25
23
12
4
0
3250
25
24
14
6
0
3500
25
25
16
9
0
3750
26
26
18
12
0
4000
26
27
20
15
0
4250
26
27
21
18
1
4500
26
28
23
21
2
4750
27
28
24
23
3
5000
27
28
25
25
4
5250
27
29
25
26
6
5500
27
29
26
28
9
5750
27
29
27
28
13
6000
27
29
27
29
16
6250
27
30
27
29
19
6500
27
30
28
30
22
6750
27
30
28
30
24
7000
27
30
28
30
26
7250
27
30
28
30
27
7500
27
30
29
30
28
7750
27
30
29
31
28
8000
27
30
29
31
29
8250
28
30
29
31
29
8500
28
30
29
31
29
8750
28
30
29
31
30
9000
28
30
29
31
30
9250
28
30
29
31
30
9500
28
31
29
31
30
9750
28
31
29
31
30
10000
28
31
30
31
30
>10000
28
31
30
31
30

CALLITE DOCUMENTATION VERSION 3.00
50
If the user wants to specify alternative X2 requirements, first it is necessary to select the months in
which the standard is to be active. Once these months are selected, the user enters desired monthly
average X2 position by month and water year type.
C.2.3 Trigger for Implementation of X2 Roe Island standard
This Roe Trigger is normally a part of D-1641 regulations. Under D-1641 standards, X2 is required to
be at or west of Roe Island for the number of days defined in Table 34 if the preceding month's X2
position is west of Roe. If the preceding month's X2 position was east of Roe, then the required
number of X2 compliance days for Roe is automatically set to 0. CalLite provides an option to include
or exclude this trigger. If the trigger is not used, then the required number of X2 compliance days for
Roe is always 0.
C.3 Interior Delta Flows
Regulations of the Interior Delta flows are handled on the “Others” regulation tab in CalLite.
C.3.1 San Joaquin River near Jersey Point (QWEST)
The San Joaquin River flow near Jersey Point, also known as QWEST, is often used as an indicator of
flow reversals in the lower San Joaquin River. While there is no current regulatory standard for
QWEST, some (e.g. NMFS 1993) have proposed minimum flow requirements based on QWEST to
sustain transport flows in the westward direction.
In CalLite there is a user-defined standard for QWEST flow that can be activated. The standard is
specified by month and water year type.
C.3.2 Old and Middle River combined flow (OMR)
Combined Old and Middle River flows restrictions are proposed as a means for reducing flow
reversals in these channels and limiting entrainment of Delta smelt and anadromous fish at the SWP
and CVP export facilities.
CalLite approximates the OMR flows by using a regression equation (see below) developed by
Hutton (2008), which has been calibrated to historical flow conditions as well as a full range of
hydrodynamic simulation results from the Delta Simulation Model II (DSM2) model. This equation
relates OMR flow to south Delta diversions (including some of CCWD diversions and local Delta
Island channel depletions) and the flow in the San Joaquin River at Vernalis. The equation includes
differing coefficients depending on Vernalis flow, head of Old River barrier (HORB) operation, and
Grant Line Canal (GLC) barrier operation as shown below. This equation is reported to be the most
accurate of existing equations designed for this purpose, but no independent analysis has been
performed.

CALLITE DOCUMENTATION VERSION 3.00
51
QOMR (cfs) = A * QVernalis + B * QSouth Delta Diversions + C
Where: QSouth Delta Diversions = QCCF + QJones + QCCWD + QSouth Delta NCD
Table 35. Coefficients for the OMR flow equation for various combinations of Vernalis
flow, HORB operation and GLC operation.
HORB
GLC Barrier
Vernalis (cfs)
A
B
C
Out
Out
< 16,000
0.471
-0.911
83
Out
Out
16,000-28,000
0.681
-0.940
-3008
Out
Out
> 28,000
0.633
-0.940
-1644
Out
In
All
0.419
-0.924
-26
In (Spring)
Out/In
All
0.079
-0.940
69
In (Fall)
Out/In
All
0.238
-0.930
-51
OMR restrictions in CalLite are applied by preventing flow from being less (more negative) than a
defined standard, and are also translated into a maximum export restriction which allows for the
proper OMR flows. Allowable pumping when the OMR requirement is governing export operations
is currently shared equally between the SWP and CVP. Logic attempting to reflect USFWS' Dec 2008
OCAP BO RPA Actions 1, 2, and 3 for OMR was developed for CalSim II by a multi-agency group in
2009, and CalLite uses this same logic for applying OMR flow restrictions. The specifics of the OMR
RPA standard are described in a later section of this appendix on BO RPA actions. CalLite also has a
user-defined OMR option that specifies minimum allowable OMR values by month and water year
type.
C.4 Delta Cross Channel (DCC)
Operation of the Delta Cross Channel assists in transferring fresh water from the Sacramento River
across the Delta (DWR 1993). Flow from the Sacramento River into the DCC is controlled by two
radial arm gates located at the Sacramento River end of the DCC. These gates can be opened and
closed depending on water quality, flood protection, recreation, and fish protection requirements.
Historically during periods of high salinity the DCC gates have been opened, and during periods of
low salinity the DCC gates have been closed. See Table 36 for the monthly DCC gate closures as
implemented in CalLite under a D-1641 or a D-1485 scenario.

CALLITE DOCUMENTATION VERSION 3.00
52
Table 36. CalLite implementation of closure of the Delta Cross Channel for D-1641 and
D-1485 scenarios.
Over the long term, the Delta cross channel gates are open for more days with a D-1485 scenario
(see Table 37). Details of the operation under each decision are provided below.
Table 37. Cross channel days open with D-1485 (Scenario 7) minus days open with D-1641
(Scenario 9) over the long term.
C.4.1 D-1485 Regulation
Under D-1485 regulation, there are two requirements for closure of the delta cross channel gates.
The first is to minimize diversions of young striped bass into the Central Delta and requires closure
of the gates for up to 20 days between April 16th and May 31st when the daily Delta outflow index is
greater than 12,000 cfs. In CalLite, the Delta outflow index for use in D-1485 scenarios is calculated
slightly differently, it is represented as the Net Delta Outflow Index (NDOI)8. This striped bass
requirement also states that the gates should not be closed for more than two out of four
consecutive days, but this is not implemented in CalLite since it is a monthly timestep model.
The second D-1485 cross channel gate requirement is for closure of the gates anytime daily Delta
ouflow index is greater than 12,000 cfs between Jan 1st and April 16th. This standard minimizes cross
Delta movement of Salmon.
8 NDOI is defined in D-1641 regulations.
OCT NOV DEC JAN FEB MAR APR MAY JUN JUL AUG SEP
AVG:
0 9 10 77815 20 4000
MIN:
0 0 -16 -11 00000000
MAX:
030 15 20 29 31 30 31 4000

CALLITE DOCUMENTATION VERSION 3.00
53
To implement these two April cross channel gate standards in CalLite, it is assumed that the gates
are closed for 21 days total during this month: six days to meet the striped bass requirement and an
additional 15 days to meet the salmon requirement. The other 14 days needed to meet the striped
bass requirement are made up in May.
The D1485 model is also run with a flood flow requirement that will close the gates if C_Hood is
greater than 25,000 cfs. To handle both the 12,000 cfs delta outflow requirement and the 25,000
cfs flood flow requirement, it is assumed in the first model cycle that the gates are open in all
months. By the second cycle, however, the model is able to accurately predict a flood flow and so
the cross channel gate closure is also accurate.
A few checks were completed to ensure that the model closes the cross channel gates as required
by the D-1485 standards. By the final cycle, the model performs exactly as expected given the D-
1485 standards and the flood flow requirement.
C.4.2 D-1641 Regulation
Under D-1641, the Cross Channel Gates may be closed for up to 45 days during the Nov – Jan period
for fishery protection. CalLite assumes a fixed schedule: 1) Nov, 10 days closed; 2) Dec, 15 days
closed; and 3) Jan, 20 days closed. The Cross Channel Gates are closed Feb – May 20, and closed for
14 days between May 21 – Jun 15. In addition, to prevent channel scour, the gates are closed
whenever Freeport flows are sustained above 25,000 CFS. CalLite also has an option to implement
NMFS' June 2009 OCAP BO RPA Action IV.1.2 for the DCC operation on top of the D-1641 standard.
This is described in a later section of this Appendix on BO RPAs. A user-defined option is also
available. Under D-1641, RPA, or user-defined operations, the number of days “open” are specified
and a fraction is computed internally depending on the number of days in the month.
The flows through the DCC and Georgianna Slough are estimated based on the regression equations
that relate DCC+GEO flow to upstream Sacramento River flow and gate position. These equations
are:
Qdcc+geo_open = 0.293*Qsac+2090 cfs (DCC gates open)
Qdcc+geo_closed = 0.133*Qsac+829 cfs (DCC gates closed)
The diversion from Sacramento River to the Central Delta is then calculated as:
Qdcc+geo_open*DCC_FractOpen+Qdcc+geo_closed*(1-DCC_FractOpen)
The DCC impact on salinity is considered in the Artificial Neural Network (ANN) flow-salinity
computations.
C.5 Export Restrictions
CalLite monthly exports are typically restricted according the following constraints: pumping and
conveyance restrictions, export-inflow (EI) ratio, VAMP period export limits, and salinity controls. In
addition, OMR restrictions (Section C.3.2) and BO RPA actions for Fall X2 (Section C.7.2) and the DCC
(Section C.7.4) are also translated into export constraints under certain conditions. Pumping

CALLITE DOCUMENTATION VERSION 3.00
54
restrictions (D-1485 and D-1641), the EI ratio (D-1641 only), and VAMP limits (D-1641 only) are
discussed below.
C.5.1 Pumping Restrictions
D-1485 places a 3,000 cfs export restriction in May and June for Jones and Banks pumping plants
and an additional restriction of 4,600 cfs in July for Banks (see Table 38).
Table 38. Jones and Banks monthly pumping limits under D-1485 and D-1641 standards.
Condition 3 of D-1485 allows the CVP to make up any deficiency caused by the May/June 3,000 cfs
restriction through coordinated operations with the SWP in later months (“payback wheeling”, see
Section 6.5.4.2). This may be achieved by either direct diversion or re-diversion of releases of stored
water through SWP facilities. The CalLite model handles this operation through the addition of
payback wheeling terms.
C.5.2 Export-Inflow Ratio
EI ratios limit the combined export rate of the SWP and CVP to a specified percentage of the total
Delta inflow. Under default D-1641 criteria, the February value is computed based on the January
Eight River Index, while all other months have a specific maximum EI ratio (see Table 39). If user-
defined EI values are specified, all months have specific maximum ratios. If EI ratio limits total
project exports, the allowable export capacity is theoretically shared equally between the SWP and
CVP, although under the Coordinated Operations Agreement (COA), if one project cannot use its full
share due to operational limitations, the unused share can be used by the other party.
Table 39. D-1641 Export/Inflow Restrictions.
Monthly Periods
Maximum Allowable Export/Inflow Ratio
Restriction
Oct – Jan
65 %
Feb
35 % (If Jan 8RI >= 1.5 MAF)
45 % (If Jan 8RI <= 1.0 MAF)
35% - 45% (If Jan 8RI between 1.0 & 1.5 MAF)
Mar - Jun
35%
Jul – Sep
65%
C.5.3 Export-San Joaquin River Inflow Ratio
A user-defined ratio of export to San Joaquin inflow is included in CalLite and works similarly to the
EI ratio described in the above section. This implementation relates the maximum allowable export

CALLITE DOCUMENTATION VERSION 3.00
55
to the San Joaquin River flow at Vernalis. The user has the ability to define this cap using a multiplier
and offset in the form:
Exports ≤ [A + (B * Q San Joaquin at Vernalis)]
Both coefficients A and B can vary by month and water year type, and are entered by the user in the
Regulations/Others dashboard. This criteria differs from the D-1641 EI ratio criteria not only in the
format (i.e. offset and multiplier vs. the specification of a ratio) but also in that this export cap has
no effect on increasing inflow to the Delta from the San Joaquin River, since these flows are not
controlled by COA.
NMFS' June 2009 OCAP BO RPA Action IV.2.1 Phase II for the San Joaquin River is also available to
the user as an option for specifying export limits based on Vernalis flow. This is described later in
Appendix C.7.
C.5.4 Vernalis Adaptive Management Plan (VAMP) Export Limits
D-1641 restricts SWP and CVP exports during the Spring pulse window of April 15 – May 15 to a
combined rate of the maximum of 1500 cfs or 100% of the 3-day running average of the flow at
Vernalis. As with other export limits, the allowable export capacity is shared equally between the
SWP and CVP.
An additional Spring pulse period export cap is imposed on the CVP as a B2 action (§3406(b)(2) of
the Central Valley Project Improvement Act (CVPIA), which directs the CVP to dedicate up to 800
TAF of project yield to beneficial uses for fish, habitat, and other environmental purposes). This B2
Action 3 export cap on CVP pumping is 750 cfs when the VAMP flow target is 2000, 3200, or 4450
cfs; 1125 cfs when the flow target is 5700 cfs; and alternates between 750 and 1500 when the flow
target is 7000 cfs. The only exception is that when Vernalis flow is > 8600 cfs, the limit is the
maximum of Vernalis flow/2 and 3000 cfs. This same additional Spring pulse period export cap is
imposed on the SWP under operational assumptions adopted during testing of the Environmental
Water Account.
In certain situations, it is possible for the user to have the VAMP export cap turned on while the
VAMP pulse flows are turned off (either when using the dynamic San Joaquin module or when using
a D-1485 run basis, which has no VAMP pulse flows). In these cases the VAMP export cap will be de-
activated, since that cap is based on the pulse flow requirement, so cannot be accurately set
without it. In these cases the D-1641 export cap will remain active.
VAMP export limits do not occur under a D-1485 regulatory environment, but there is the option in
CalLite to use D-1641 VAMP “on” hydrology with a D-1485 regulatory environment (to allow better
isolation of various criteria effects).

CALLITE DOCUMENTATION VERSION 3.00
56
C.6 Salinity
The salinity in the Delta is estimated in the CalLite model through implementation of the most
recent ANNs developed by DWR (1995). The ANNs receive inputs of boundary flows, DCC gates
position, exports, San Joaquin salinity, and tides to estimate salinity (electrical conductivity) at each
of these locations. Through a linkage to the external ANNs, the CalLite model can both simulate the
monthly and 14-day average salinity in the forward direction, and approximate the maximum
allowable export for a given maximum salinity in the reverse direction. The allowable export
capacity for SWP and CVP is shared per COA, since meeting salinity is an in-basin use under COA. The
CalLite model allows the user to turn on and off specific standards, but the ability to specify new
standards is not currently enabled.
D-1485 and D-1641 regulations lay out several standards (detailed below) to protect the following
beneficial uses: municipal and industrial, agriculture, and fish and wildlife. Note that the physical
standards are sometimes buffered (lowered) or ramped (preceded) when implemented in CalLite in
order to ensure compliance.
C.6.1 Municipal and Industrial Water Quality Standards
To protect municipal and industrial beneficial uses, D-1485 regulation sets maximum mean daily
chloride standards at five locations: Contra Costa Canal Intake (or at Antioch Water Works Intake on
the San Joaquin River), City of Vallejo Intake at Cache Slough, Clifton Court Forebay Intake at West
Canal, and Delta Mendota Canal at Tracy Pumping Plant. These requirements are identical to those
in D-1641 regulations, with the exception of an additional standard location (Barker Slough at North
Bay Aqueduct Intake) in D-1641. In CalLite, we only model the chloride standards at the Contra
Costa Canal Intake and this standard is applied at the Rock Slough junction.
C.6.1.1 Rock Slough
The D-1485/D-1641 requirements set two Chloride standards at Rock Slough. The first is a
maximum mean daily chloride level of 250 mg/L throughout the year. The second is a requirement
to keep mean daily Chloride levels under 150 mg/L for a certain amount of days per year, depending
on the water year type (see Table 40).
Table 40. Maximum allowable salinity at Rock Slough.
The Chloride standards at Rock Slough are modeled as shown in Table 41. Notice that a compliance
buffer is created in CalLite by using 225 mg/L and 130 mg/L as the maximum Chloride levels instead
of 250 mg/L and 150 mg/L, respectively. This buffer is necessary in CalLite because of uncertainty in

CALLITE DOCUMENTATION VERSION 3.00
57
ANN calculations. Also, ramping occurs on either ends of the 130 mg/L standard during some water
year types to prevent large jumps in the Chloride levels.
Table 41. Maximum Rock Slough salinity requirement as modeled in CalLite (in mg/L
Chloride).
C.6.2 Agriculture Water Quality Standards
The D-1485 and D-1641 requirements for protecting agriculture are identical. Both regulations place
requirements in the Western and Interior Delta at Emmaton, Jersey Point, Terminous, and San
Andreas Landing. The standards at Terminous and San Andreas Landing are not included in the
CalLite Model.
C.6.2.1 Emmaton
D-1485/D-1641 regulations place a maximum 14-day running average of mean daily electrical
conductivity (EC) at Emmaton on the Sacramento River. This standard is applied from April 1st to
August 15th during all year types (see Table 42).
Table 42. Maximum allowable salinity at Emmaton (in mmhos).
To implement these EC requirements in CalLite, the standards are modified slightly as shown below
in Table 43. The standard for June during Below Normal and Dry years is calculated from a day-
weighted average of the May and July standards. The standards for August (for all years except
Critical) are also calculated from a day-weighted average by assuming that salinity is 2.25 mmhos for
August 15th-31st. This helps ensure that a large jump in salinity does not occur immediately after
relaxation of the standard. The August standard during a critical year is assumed to be continued
from the April-July requirement (2.78 mmhos). There is no EC standard for September-March.

CALLITE DOCUMENTATION VERSION 3.00
58
Table 43. Implementation of maximum Emmaton EC standards in CalLite (in mmhos).
C.6.2.2 Jersey Point
D-1485/D-1641 regulations place a maximum 14-day running average of mean daily EC at Jersey
Point on the San Joaquin River. This standard is applied from April 1st to August 15th during all year
types (see Table 44).
Table 44. Maximum allowable salinity at Jersey Point (in mmhos).
To implement these EC requirements in CalLite, the standards are modified slightly as shown below
in Table 45. The process is the same as that described above for Emmaton EC standards. The
standard for June during Below Normal and Dry years is calculated from a day-weighted average of
the May and July standards. The standards for August are also calculated from a day-weighted
average by assuming that salinity is 2.25 mmhos for August 15th-31st. This helps ensure that a large
jump in salinity does not occur immediately after relaxation of the standard. There is no EC
standard for September-March.
Table 45. Implementation of Jersey Point EC standards in CalLite (in mmhos).

CALLITE DOCUMENTATION VERSION 3.00
59
C.6.3 Fish and Wildlife Water Quality Standards
To protect water quality for fish and wildlife, D-1485/D-1641 regulations set maximum EC levels at
Prisoners Point, Antioch Waterworks Intake, Chipps Island, Collinsville, and several miscellaneous
locations near Suisun Marsh. Only the Salinity standards at Antioch (D-1485 only), Chipps Island (D-
1485 only), and Collinsville (D-1485 and D-1641) are modeled in CalLite.
C.6.3.1 Antioch Waterworks Intake
There are two D-1485 EC standards at Antioch Waterworks Intake on the San Joaquin River. Both
standards are for striped bass spawning. The first standard is a 1.5 mmhos maximum for the
average of mean daily EC from April 15th through May 1st. This is implemented in CalLite by
assuming the standard only exists for the full month of April. The second standard is a relaxation
provision that replaces the first Antioch standard whenever the projects impose deficiencies in firm
supplies. This second EC standard is in place during April 1st to May 5th and ranges from a maximum
of 1.5 mmhos to 25.2 mmhos (depending on total annual imposed deficiencies). This relaxation
provision is not implemented in the CalLite model.
C.6.3.2 Chipps Island
D-1485 regulations place a maximum 28-day running average of mean daily EC at Chipps Island in
Suisun Marsh. A maximum average EC of 12.5 mmhos is required October through May and an EC
of 15.6 mmhos is required October through December only when project water users are taking
deficiencies in scheduled water supplies and it is a Dry or Critical year. In CalLite, the 28-day running
average is implemented as a monthly standard. It is assumed that projects take deficiencies during
the 14 dry/critical years listed in Table 46.
Table 46. List of critical years when projects deficiencies are assumed9.
1924
1926
1930
1931
1932
1933
1934
1977
1988
1989
1990
1991
1992
1994
C.6.3.3 Collinsville
D-1485/D-1641 requires the monthly average of both daily high tide values at Collinsville on the
Sacramento River to no exceed the values shown in Table 47. These monthly EC requirements are
modeled in CalLite exactly as shown in Table 47, but they are assumed to be average monthly
requirements (not average of both high tide values, as specified in D-1485/D-1641 regulation).
There is no EC standard implemented in CalLite for June through September.
9 This list of project deficient years was copied from the 2008 OCAP CalSim study.

CALLITE DOCUMENTATION VERSION 3.00
60
Table 47. Maximum allowable salinity at Collinsville (in mmhos).
C.7 Biological Opinion Reasonable and Prudent Alternative
(BO RPA) Actions
The CalLite model uses the same implementations of the USFWS OCAP Smelt BO (FWS 2008) and
NMFS OCAP Salmon BO (NMFS 2009) actions that were developed for CalSim II. Switches built into
CalLite allow the user the option to turn each RPA on or off individually. The modeling logic is
described below – as with the CalSim II model, given the dynamic, real world data-conditioned
nature of the RPA actions and the relatively generalized representation of the RPA actions in the
model, much caution is required when interpreting outputs from the model.
C.7.1 Old and Middle River Flow Criteria (FWS RPA Actions 1-3)
Actions 1-3 of the FWS Smelt RPA specify limits on how negative the combined flows in Old and
Middle River (OMR) may be. As described in the earlier OMR section, limits on negative flow may
limit exports at Jones (CVP) and Banks (SWP) pumping plants. The three actions generally follow one
another sequentially, potentially limiting exports in any month from December through June. The
actions are based on triggers for turbidity, salvage, temperature, and spawning. CalSim II uses
hydrologic conditions and historical air temperature as surrogates for determining turbidity and
temperature triggers. Specific standards vary from -1,250 to -5,000 cfs depending on which Action is
being implemented and other criteria described in the BO. OMR criteria are relaxed if necessary
such that any effective limit on combined Jones and Banks exports does not drop below 1,500 cfs,
for health and safety purposes.
The three OMR actions are not easily toggled on and off independently given the interdependent
manner in which they are specified in the Smelt BO, so the user can either turn them all on or all off
using the GUI. Because there is also a user-defined option for OMR flows which could conflict with
the RPA standard, if the user-defined option is activated, the RPA standard is automatically
deactivated even if its checkbox is on, and only the user-defined standard applies.
To be consistent with CalSim II, the smelt OMR actions are assumed to by and large cover similar
OMR actions contained in the NMFS Salmon BO.

CALLITE DOCUMENTATION VERSION 3.00
61
C.7.2 Fall X2 Requirements (FWS RPA Action 4)
This action requires the X2 position in each of the months of September and October to be no
farther east than 74km following wet water years and 81km following above normal water years. In
November, continued adherence to the Fall X2 target can require release of up to the total inflow to
CVP/SWP reservoirs in the Sacramento Basin. The action is modeled in CalLite in the same manner
as in CalSim II, as summarized in Table 48 below. If reservoir releases are not sufficient to meet the
X2 requirement in September and October, exports may also be restricted, though never below
1,500 cfs for health and safety reasons.
Table 48. Summary of FWS RPA Action 4 implementation.
Fall Months following Wet or
Above Normal Years Action Implementation
September (last month of
Wet or Above Normal water
years) and October (first
month immediately following
Wet or Above Normal water
years)
Meet monthly average X2 requirement (74 km in Wet years, 81 km in
Above Normal years)
November (2nd month
following Wet or Above
Normal water years)
Make additional reservoir releases up to natural inflow as needed to
continue to meet monthly average X2 requirement (74 km in Wet
years, 81 km in Above Normal years)
Note: The description in this table refers to the Oct-Sept water year, as used in CalSim/CalLite
computations.
This action can be turned on or off in CalLite using the GUI. Both D-1641 and RPA X2 standards can
be applied at the same time, since they apply in different months. But if the user has specified user-
defined criteria for X2, then the RPA X2 standard is always turned off even if its checkbox is on, to
prevent confusion about which standard applies.
C.7.3 Clear Creek Flows (NMFS RPA Action 1.1.1)
This action calls for spring attraction flows to encourage fish to move upstream for spawning in
Clear Creek. Although the action specifies 2 pulse flows of 600 cfs for 3 days in each of the months
of May and June, as in the CalSim II model, CalLite implements the criteria by increasing required
Clear Creek flows by 600 cfs for 6 days all in the month of May. This approach accommodates the
underestimate of the actual flows that would occur subject to the daily operational constraints of
Whiskeytown Reservoir. The implementation of the RPA maintains the B2 stability criteria, which
seeks to prevent precipitous drops in flow from one month to the next.
C.7.4 Delta Cross Channel Gate Operation (NMFS RPA Action
4.1.2)
This action modifies the D-1641 DCC criteria, potentially decreasing the number of days that the
Delta Cross Channel gates may be open in October through January. The increase in the number of
days that the gates are closed is a function of the likelihood for flushing flows (> 7500 cfs) in the

CALLITE DOCUMENTATION VERSION 3.00
62
Sacramento River, computed from flow at Wilkins Slough. Gate closure days are not increased if this
would result in the violation of D-1641 salinity standards at Rock Slough. During each additional day
that the DCC Gate would close under the RPA, but doesn't due to salinity considerations, combined
CVP and SWP exports are limited to 2000 cfs.
DCC operations under this RPA will always have no more days open than the D-1641 DCC standard,
and in some months the gates may be closed more frequently. Since this RPA was crafted as extra
protection above and beyond the D-1641 standard, it will operate identically whether or not the D-
1641 DCC standard is explicitly activated in the GUI. Because there is also a user-defined DCC
standard which could conflict with the RPA standard, if the user-defined option is activated, the RPA
standard is automatically de-activated even if its checkbox is on, and only the user-defined standard
applies.
C.7.5 San Joaquin River Inflow to Export Ratio (NMFS RPA
Action 4.2.1)
This action limits combined CVP and SWP exports relative to San Joaquin River flow at Vernalis as
described by the ratios in Table 49 below, based on the San Joaquin River 60-20-20 Index (SWRCB
1995), in April and May. The export limit cannot be less than 1500 cfs to be consistent with health
and safety provisions of project operations.
Table 49. Maximum combined CVP and SWP exports during April and May.
San Joaquin River 60-20-20
Index
(Vernalis Flow) : (CVP and SWP Export) Ratio
Critically dry
1:1
Dry
2:1
Below normal
3:1
Above normal
4:1
Wet
4:1
C.8 SWRCB Delta Flow Criteria
Senate Bill No. 1 (SB 1) contains the Sacramento-San Joaquin Delta Act, which requires the SWRCB
to use a public process to develop new flow criteria for the Delta ecosystem. In 2010 the SWRCB
issued a report on this topic (SWRCB 2010).
Major components of the Delta Flow Criteria included in the report require the flows for Delta
outflow, the Sacramento River at Rio Vista, and the San Joaquin River at Vernalis to be at or above
certain percentages of unimpaired flow. Table 50 shows these criteria, which are from the Delta
Flow Criteria CalSim II study Scenario A. In CalLite the user can compare the flow at these three
locations to the criteria. The user can also adjust the percent of unimpaired inflow used as the
criteria for each month. Note that unlike all of the other regulations described in this Appendix,
when this option is activated, CalLite does not force flows at these locations to meet these criteria. It
only compares simulated flows to the criteria and computes how much additional water would be
needed to meet the criteria, if it is not met.

CALLITE DOCUMENTATION VERSION 3.00
63
Table 50. Flow criteria developed by SWRCB based on the percentages of unimpaired
flow.
Flow Targets (percent of unimpaired flow)
Scenario A
Delta
Outflow
Sacramento
River
San Joaquin
River
Jan
75%
---
---
Feb
75%
---
75%
Mar
75%
---
75%
Apr
75%
75%
75%
May
75%
75%
75%
Jun
75%
75%
75%
Jul
---
---
---
Aug
---
---
---
Sep
---
---
---
Oct
---
---
---
Nov
---
---
---
Dec
---
---
---

CALLITE DOCUMENTATION VERSION 3.00
64
C.9 References
California Department of Water Resources (DWR). 1993. Sacramento-San Joaquin Delta Atlas.
Sacramento, Calif.
California Department of Water Resources (DWR). 1995. Methodology for flow and salinity
estimates in the Sacramento-San Joaquin Delta and Suisun Marsh. Sixteenth annual progress report
to the State Water Resources Control Board. Sacramento, Calif.
Fish and Wildlife Service (FWS). 2008. Biological Opinion on the Long-Term Operational Criteria and
Plan for Coordination of the Central Valley Project and State Water Project. Website:
Hutton P., 2008. A Model to Estimate Combined OMR Flows.
National Marine Fisheries Service (NMFS). 2009. Biological Opinion and Conference Opinion on the
Long-Term Operations of the Central Valley Project and State Water Project. Website:
National Marine Fisheries Service (NMFS). 1993. Biological Opinion for the Operation of the Federal
Central Valley Project and the California State Water Project. Available at:
http://science.calwater.ca.gov/pdf/workshops/SP_workshop_ocap_CVP-SWP_021293.pdf
State Water Resources Control Board (SWRCB). 1995. Water Quality Control Plan for the San
Francisco Bay/Sacramento-San Joaquin Delta Estuary. Sacramento, Calif.
State Water Resources Control Board (SWRCB). 1999. Water Right Decision 1641. Sacramento, Calif.
State Water Resources Control Board (SWRCB). 2010. Development of Flow Criteria for the
Sacramento-San Joaquin Delta Ecosystem. Sacramento, Calif.

CALLITE DOCUMENTATION VERSION 3.00
65
Appendix D Base Assumptions Comparison between
D-1485, D-1641, and BO RPAs
Base Assumptions Comparison
CalLite D1485 CalLite D1641 CalLite D1641 + BO
"Same" indicates an assumption from a column to the left
Planning horizon
2020
Same
Same
Period of Simulation
82 years (1922-2003)
Same
Same
HYDROLOGY
Level of development (Land Use)
Projected 2020 level
Same
Same
Sacramento Valley
(excluding American R.)
CVP
CVP Land-use based, Full build out of CVP contract
amounts
Same
Same
SWP (FRSA)
Land-use based, limited by contract amounts
Same
Same
Non-project
Land-use based, limited by water rights and SWRCB
Decisions for Existing Facilities
Same
Same
Federal refuges
Firm Level 2 water needs
Same
Same
American River
Water rights
Year 2025, full water rights
Same
Same
CVP
Year 2025, full water rights, including Freeport
Regional Water Project
Same
Same
San Joaquin River
Friant Unit
Not represented in model, but SJR inflow pre-
processed under same assumptions
Same
Same

CALLITE DOCUMENTATION VERSION 3.00
66
Lower Basin
Not represented in model, but SJR inflow pre-
processed under same assumptions
Same
Same
Stanislaus River
Not represented in model, but SJR inflow pre-
processed under same assumptions
Same
Same
South of Delta
CVP project facilities
Demand based on contract amounts
Same
Same
Contra Costa Water
District
195 TAF/yr CVP contract supply and water rights
Same
Same
SWP Demand
- Table A
Demand based on Full Table A amounts
Same
Same
SWP Demand
- Article 56 demand
Based on 2001-08 contractor amounts
Same
Same
SWP Demand
- Article 21 demand
100% maximum interruptible deliveries (full
contract)
Same
Same
North Bay Aqueduct
71 TAF/yr demand under SWP contracts, up to 43.7
cfs of excess flow under Fairfield, Vacaville and
Benicia Settlement
Same
Same
Federal refuges
Firm Level 2 water needs
Same
Same
FACILITIES
Systemwide
Existing facilities
Same
Same
Sacramento Valley
Shasta Lake
Existing, 4,552 TAF capacity
Same
Same
Red Bluff Diversion Dam
Diversion dam operated with gates out all year,
NMFS BO (Jun 2009) Action I.3.1; assume permanent
facilities in place
Same
Same
Colusa Basin
Existing conveyance and storage facilities
Same
Same
Upper American River
PCWA American River Pump Station
Same
Same
Lower Sacramento River
Freeport Regional Water Project
Same
Same
San Joaquin River Region
Millerton Lake (Friant
Dam)
Not represented in model, but SJR inflow pre-
processed under same assumptions
Same
Same

CALLITE DOCUMENTATION VERSION 3.00
67
Lower San Joaquin River
Not represented in model, but SJR inflow pre-
processed under same assumptions
Same
Same
Delta Region
SWP Banks Pumping
Plant
Physical capacity is 10,300 cfs, but permitted
capacity is 6,680 cfs for Aug-Apr, 3,000 cfs in May
and Jun, and 4,600 cfs in July;
Payback wheeling at Banks for Jones deficiencies in
May and June may be made up during later periods
of the year;
Permit capacity may be increased up to 8,500 cfs
during Dec 15th – Mar 15th depending on Vernalis
flow conditions;
Additional capacity of 500 cfs (up to 7,180 cfs)
allowed for Jul – Sep for reducing impact of NMFS
BO (Jun 2009) Action IV.2.1 on SWP
Physical capacity is 10,300 cfs,
but permitted capacity is 6,680
cfs;
Ppermit capacity may be
increased up to 8,500 cfs
during Dec 15th – Mar 15th
depending on Vernalis flow
conditions;
Additional capacity of 500 cfs
(up to 7,180 cfs) allowed for Jul
– Sep for reducing impact of
NMFS BO (Jun 2009) Action
IV.2.1 on SWP;
Include CVP exports
Same
CVP C.W. Bill Jones
(Tracy) Pumping Plant
Permit capacity is 4,600 cfs Jul-Apr and 3,000 cfs
May-Jun; intertie can be turned on or off (exports
limited to 4,200 cfs when DMC intertie is off)
Same except permit capacity is
4,600 cfs in all months
Same
Upper Delta-Mendota
Canal Capacity
Existing plus 400 cfs Delta-Mendota Canal-California
Aqueduct Intertie when Intertie is turned on.
Same
Same
Contra Costa Water
District
Los Vaqueros existing storage capacity, 100 TAF,
existing pump locations, Alternative Intake Project
(AIP) included
Same
Same
San Francisco Bay Region
South Bay Aqueduct
SBA rehabilitation, 430 cfs capacity from junction
with California Aqueduct to Alameda County
FC&WSD Zone 7 diversion point
Same
Same
South Coast Region
California Aqueduct East
Branch
Existing capacity
Same
Same
REGULATORY STANDARDS
Trinity River

CALLITE DOCUMENTATION VERSION 3.00
68
Minimum flow below
Lewiston Dam
Trinity EIS Preferred Alternative (369-815 TAF/year)
Same
Same
Trinity Reservoir end-of-
September minimum
storage
Trinity EIS Preferred Alternative (600 TAF as able)
Same
Same
Clear Creek
Minimum flow below
Whiskeytown Dam
Downstream water rights, 1963 USBR Proposal to
USFWS and NPS, and predetermined CVPIA
3406(b)(2) flows
Same
Same plus NMFS BO
(Jun 2009) Action
1.1.1
Upper Sacramento River
Shasta Lake
NMFS 2004 Winter-run Biological Opinion,(1900 TAF
in non-critically dry years), and NMFS BO (Jun 2009)
Action I.2.1
Same
Same
Minimum flow below
Keswick Dam
Not included
Same
Same
Feather River
Minimum flow below
Thermalito Diversion
Dam
2006 Settlement Agreement (700 / 800 cfs)
Same
Same
Minimum flow below
Thermalito Afterbay
outlet
1983 DWR, DFG Agreement (750-1,700 cfs)
Same
Same
Yuba River
Minimum flow below
Daguerre Point Dam
D-1644 Operations (Lower Yuba River Accord)
Same
Same
American River
Minimum flow below
Nimbus Dam
American River Flow Managements as required by
NMFS BO (Jun 2009) Action II.1
Same
Same
Minimum Flow at H
Street Bridge
SWRCB D-893
Same
Same
Lower Sacramento River

CALLITE DOCUMENTATION VERSION 3.00
69
Minimum flow near Rio
Vista
SWRCB D-1485 (see Footnote 3 in Appendix A)
SWRCB D-1641: Minimum
monthly average flow rate in
cfs:
Sept = 3,000
Oct = 4,000 but 3,000 in critical
years
Nov-Dec = 4,500 but 3,500 in
critical years
Same
Mokelumne River
Minimum flow below
Camanche Dam
Not represented in model, but Mokelumne River
inflow pre-processed under FERC 2916-029, 1996
(Joint Settlement Agreement) (100-320 cfs)
Same
Same
Minimum flow below
Woodbridge Diversion
Dam
Not represented in model, but Mokelumne River
inflow pre-processed under FERC 2916-029, 1996
(Joint Settlement Agreement) (25-300 cfs)
Same
Same
Stanislaus River
Minimum flow below
Goodwin Dam
Not represented in model, but SJR inflow pre-
processed under 1987 USBR, DFG agreement, and
flows required for NMFS BO (Jun 2009) Action III.1.2
and III.1.3
Same
Same
Minimum dissolved
oxygen
Not represented in model, but SJR inflow pre-
processed under SWRCB D-1422
Same
Same
Merced River
Minimum flow below
Crocker-Huffman
Diversion Dam
Not represented in model, but SJR inflow pre-
processed under Davis-Grunsky (180-220 cfs, Nov-
Mar), Cowell Agreement
Same
Same
Minimum flow at
Shaffer Bridge
Not represented in model, but SJR inflow pre-
processed under FERC 2179 (25-100 cfs)
Same
Same
Tuolumne River
Minimum flow at
Lagrange Bridge
Not represented in model, but SJR inflow pre-
processed under FERC 2299-024, 1995 (Settlement
Agreement) (94-301 TAF/year)
Same
Same
San Joaquin River
Maximum salinity near
Vernalis
No standard
SWRCB D-1641: Maximum 30-
day running average of mean
daily EC for Apr-Aug = 0.7
Same

CALLITE DOCUMENTATION VERSION 3.00
70
mmhos/cm and Sept-Mar = 1.0
mmhos/cm
Minimum flow near
Vernalis
No standard
SWRCB D-1641, and Vernalis
Adaptive Management Plan
(VAMP) per San Joaquin River
Agreement
Same
Sacramento River–San Joaquin
River Delta
Salinity Requirements
SWRCB D-1485 standards at Emmaton, Jersey Point,
Rock Slough, Collinsville, Antioch, and Chipps Island
(see D-1485 Standards table in Appendix A)
Same but no standards at
Antioch or Chipps Island
Same
Delta Outflow
Requirements
SWRCB D-1485: minimum Delta outflow at Chipps
Island (see Footnote 1 and 2 in Appendix A):
6,700 cfs during Apr 1st – Apr 14th for Striped Bass
Spawning
2,900-14,000 cfs during May 6th – Jul for Striped Bass
Survival
10,000 cfs during Feb-May of Wet years, 10,000 cfs
during Feb-Apr of Subnormal Snowmelt years, and
12,000 cfs for 60 consecutive days during Jan-Apr of
Above Normal or Below Normal years, for Salmon
Migrations
6,600 cfs during Jan-May when storage is at or
above the minimum flood control level at two out of
three of: Shasta, Oroville, and CVP storage on the
American.
SWRCB D-1641: minimum net
delta outflow index 3,000-
8,000 cfs in Jul-Dec, X2
requirement, and standard at
Roe Trigger
SWRCB D-1641 and
FWS BO (Dec 2008)
Action 4
Delta Cross Channel
gate operation
SWRCB D-1485:
Jan – Apr 15th = gates closed whenever the daily
Delta outflow index > 12,000 cfs
Apr 16th – May 31st * = closed for up to 20 days
whenever daily Delta outflow index > 12,000 cfs
*Requirement of “no more than two out of four
consecutive days is NOT modeled
SWRCB D-1641:
Nov-Jan = closure of gates
closed for up to 45 days
Feb-May 20th = closed
May 21st – Jun 15th = closed for
up to 14 days
SRWCB D-1641 with
additional days
closed from Oct 1 –
Jan 31 based on
NMFS BO (Jun
2009) Action IV.1.2
(closed during
flushing flows from
Oct 1 – Dec 14
unless adverse
water quality
conditions)
South Delta exports
(Jones PP and Banks PP)
SWRCB D-1485 (no VAMP)
SWRCB D-1641, Vernalis flow-
based export limits Apr 1st –
Same

CALLITE DOCUMENTATION VERSION 3.00
71
May 31st as required by NMFS
BO (Jun, 2009) Action IV.2.1
(additional 500 cfs allowed for
Jul – Sep for reducing impact
on SWP)
Export Inflow Ratio
No standard
SWRCB D-1641: combined
export rate equal to 35% of
Delta Inflow in Feb-Jun and
65% of Delta Inflow in Jul-Jan
Same plus exports
are limited relative
to SJR flow at
Vernalis in April and
May.
Combined flow in Old
and Middle River
No standard
No standard
FWS BO (Dec 2008)
Actions 1 through 3
OPERATIONS CRITERIA: RIVER-
SPECIFIC
Upper Sacramento River
Flow objective for
navigation (Wilkins
Slough)
NMFS BO (Jun 2009) Action I.4; 3,500 –5,000 cfs
based on CVP water supply condition
Same
Same
American River
Folsom Dam flood
control
Variable 400/670 flood control diagram (without
outlet modifications)
Same
Same
Stanislaus River
Flow below Goodwin
Dam
Not represented in model, but SJR inflow pre-
processed under Revised Operations Plan and NMFS
BO (Jun 2009) Action III.1.2 and III.1.3
Same
Same
San Joaquin River
Salinity at Vernalis
Not represented in model, but SJR inflow pre-
processed under Grasslands Bypass Project (full
implementation)
Same
Same
OPERATIONS CRITERIA:
SYSTEMWIDE
CVP water allocation
CVP Settlement and
Exchange Contractors
100% (75% in Shasta critical water years)
Same
Same
CVP refuges
100% (75% in Shasta critical water years)
Same
Same

CALLITE DOCUMENTATION VERSION 3.00
72
CVP agriculture
100%-0% based on supply, South-of-Delta
allocations are additionally limited due to D-1485
export restrictions
100%-0% based on supply,
South-of-Delta allocations are
additionally limited due to D-
1641 export restrictions
100%-0% based on
supply, South-of-
Delta allocations
are additionally
limited due to D-
1641, FWS BO (Dec
2008) and NMFS BO
(Jun 2009) export
restrictions
CVP municipal &
industrial
100%-0% based on supply, South-of-Delta
allocations are additionally limited due to D-1485
export restrictions
100%-0% based on supply,
South-of-Delta allocations are
additionally limited due to D-
1641 export restrictions
100%-0% based on
supply, South-of-
Delta allocations
are additionally
limited due to D-
1641, FWS BO (Dec
2008) and NMFS BO
(Jun 2009) export
restrictions
SWP water allocation
North of Delta (FRSA)
Contract specific
Same
Same
South of Delta (including
North Bay Aqueduct)
Based on supply; equal prioritization between Ag
and M&I based on Monterey Agreement; allocations
are limited due to D-1485 export restrictions
Based on supply; equal
prioritization between Ag and
M&I based on Monterey
Agreement; allocations are
limited due to D-1641 export
restrictions
Based on supply;
equal prioritization
between Ag and
M&I based on
Monterey
Agreement;
allocations are
limited due to FWS
BO (Dec 2008) and
NMFS BO (Jun
2009) export
restrictions
CVP-SWP coordinated
operations

CALLITE DOCUMENTATION VERSION 3.00
73
Sharing of responsibility
for in-basin-use
1986 Coordinated Operations Agreement (FRWP
EBMUD and 2/3 of the North Bay Aqueduct
diversions are considered as Delta Export; 1/3 of the
North Bay Aqueduct diversion is considered as in-
basin-use)
Same
Same
Sharing of surplus flows
1986 Coordinated Operations Agreement
Same
Same
Sharing of restricted
export capacity for
project-specific priority
pumping
Equal sharing of export capacity under SWRCB D-
1485 export restrictions
Equal sharing of export
capacity under SWRCB D-1641
export restrictions which
includes code to attempt to
split export during:
EI control situations
April-May pulse and VAMP
control situations
Same but also
includes code to
attempt to split
export during FWS
BO (Dec 2008) and
NMFS BO (Jun
2009) export
restrictions
Water transfers
Acquisitions by SWP contractors are wheeled at
priority in Banks Pumping Plant over non-SWP users;
LYRA included for SWP contractors
Same
Same
Sharing of export
capacity for lesser
priority and wheeling
related pumping
Cross Valley Canal (CVC) wheeling (max of 128
TAF/year)
Same plus CALFED ROD
defined Joint Point of Diversion
(JPOD)
Same
CVPIA 3406(b)(2)
Not included
Same
Same
Water Supply Index – Demand
Index (WSI-DI) Curves
From D1485 CalSim run (2013 DRR Version)
From D1641 CalSim run (2013
DRR Version)
From D1641 + BO
CalSim run (2013
DRR Version)

CALLITE DOCUMENTATION VERSION 3.00
74
Appendix E Base Assumptions
Comparison between CalLite v3.00
and CalSim II
This appendix lists the assumptions in CalLite Version 3.00 and the comparable assumptions in the
CalSim II model. The CalLite assumptions listed below are for scenarios where SWRCB D-1641
standards and Biological Opinion Reasonable and Prudent Alternatives are turned on, and where
south of Delta demands are not user-defined. The version of the CalSim II model described here was
created for modeling related to the Bay Delta Conservation Plan (BDCP), as of April 2010. For
reference, the BDCP model used 2005 and 2020 LOD hydrology from the Common Assumptions
Common Model Package (Version 9B) (DWR 2009), but contains changes to the CalSim model code
since Version 9B was developed.

CALLITE DOCUMENTATION VERSION 3.00
75
CalSim II Existing Conditions
CalLite Existing
Conditions
CalSim II Future Conditions
CalLite Future
Conditions
BDCP 2005 LOD
CalLite 2005
LOD
BDCP 2020 LOD
CalLite 2020 LOD
"Same" indicates an assumption from a column to the left
Planning horizon
2005
Same
2020
Same
Period of Simulation
82 years (1922-2003)
Same
Same
Same
HYDROLOGY
Level of development (Land Use)
Projected 2005 level
Same
Projected 2020 level
Same
Sacramento Valley
(Excluding American R.)
CVP
Land-use based, limited by contract
amounts
Same
CVP Land-use based, Full build
out of CVP contract amounts
Same
SWP (FRSA)
Land-use based, limited by contract
amounts
Same
Same
Same
Non-project
Land-use based, limited by water
rights and SWRCB Decisions for
Existing Facilities
Same
Same
Same
Federal refuges
Recent historical Level 2 water
needs
Same
Firm Level 2 water needs
Same
American River
Same
Water rights
Year 2005
Same
Year 2025, full water rights
Same
CVP
Year 2005
Same
Year 2025, full water rights,
including Freeport Regional
Water Project
Same
San Joaquin River
Friant Unit
Limited by contract amounts,
based on current allocation policy
Not represented
in model, but
SJR inflow pre-
processed under
same
assumptions
Same as Existing CalSim
Not represented
in model, but SJR
inflow pre-
processed under
same
assumptions

CALLITE DOCUMENTATION VERSION 3.00
76
Lower Basin
Land-use based, based on district
level operations and constraints
See above
Same as Existing CalSim
See above
Stanislaus River
Land-use based, Revised
Operations Plan, and NMFS BO (Jun
2009) Actions III.1.2 and III.1.3
See above
Same as Existing CalSim
See above
South of Delta
CVP project
facilities
Demand based on contract
amounts
Same
Same
Same
Contra Costa
Water District
195 TAF/yr CVP contract supply
and water rights
Same
Same
Same
SWP Demand
- Table A
Variable demand, of 3.0-4.1
MAF/yr, up to Table A amounts
including all Table A transfers
through 2008
Same
Demand based on Full Table A
amounts
Same
SWP Demand
- Article 56
demand
Based on 2001-08 contractor
amounts
Same
Same
Same
SWP Demand
- Article 21
demand
Up to 134 TAF/month December to
March, total of other demands up
to 84 TAF/month in all months
Same
Up to 314 TAF/month from
December to March, total of
demands up to 214 TAF/month
in all other months
Same
North Bay
Aqueduct
71 TAF/yr demand under SWP
contracts, up to 43.7 cfs of excess
flow under Fairfield, Vacaville and
Benecia Settlement
Same
77 TAF/yr demand under SWP
contracts, up to 43.7 cfs of
excess flow under Fairfield,
Vacaville and Benecia Settlement
Same
Federal refuges
Recent historical Level 2 water
needs
Same
Firm Level 2 water needs
Same
FACILITIES
Systemwide
Existing facilities
Same
Same
Same
Sacramento Valley
Shasta Lake
Existing, 4,552 TAF capacity
Same
Same
Same
Red Bluff
Diversion Dam
Diversion dam operated gates out,
except Jun 15th – Aug 31st based
on NMFS BO (Jun 2009) Action
I.3.2; assume interim/temporary
Same
Diversion dam operated with
gates out all year, NMFS BO (Jun
2009) Action I.3.1; assume
permanent facilities in place
Same

CALLITE DOCUMENTATION VERSION 3.00
77
facilities in place
Colusa Basin
Existing conveyance and storage
facilities
Same
Same
Same
Upper American
River
PCWA American River Pump
Station
Same
Same
Same
Lower
Sacramento
River
None
Same
Freeport Regional Water Project
Same
San Joaquin River Region
Millerton Lake
(Friant Dam)
Existing, 520 TAF capacity
Not represented
in model, but
SJR inflow pre-
processed under
same
assumptions
Same as Existing CalSim
Not represented
in model, but SJR
inflow pre-
processed under
same
assumptions
Lower San
Joaquin River
None
See above
City of Stockton Delta Water
Supply Project, 30 mgd capacity
See above
Delta Region
SWP Banks
Pumping Plant
Physical capacity is 10,300 cfs but
6,680 cfs permitted capacity in all
months up to 8,500 cfs during Dec
15th – Mar 15th depending on
Vernalis flow conditions; additional
capacity of 500 cfs (up to 7,180 cfs)
allowed for Jul – Sep for reducing
impact of NMFS BO (Jun 2009)
Action IV.2.1 on SWP
Same
Same
Same
CVP C.W. Bill
Jones (Tracy)
Pumping Plant
Permit capacity is 4,600 cfs but
exports limited to 4,200 cfs plus
diversions upstream of DMC
constriction
Same, except
that Intertie can
be turned on or
off
Permit capacity is 4,600 cfs in all
months (the Delta-Mendota
Canal–California Aqueduct
Intertie allows the export limit
from DMC constriction to be
avoided)
Same, except
that Intertie can
be turned on or
off
Upper Delta-
Mendota Canal
Capacity
Existing
Same, except
that Intertie can
be turned on or
Existing plus 400 cfs Delta-
Mendota Canal-California
Aqueduct Intertie
Same, except
that Intertie can
be turned on or

CALLITE DOCUMENTATION VERSION 3.00
78
off
off
Contra Costa
Water District
Los Vaqueros existing storage
capacity, 100 TAF, existing pump
locations
Same
Los Vaqueros existing storage
capacity, 100 TAF, existing pump
locations, Alternative Intake
Project (AIP) included
Same
San Francisco Bay Region
South Bay
Aqueduct
Existing capacity
Same
SBA rehabilitation, 430 cfs
capacity from junction with
California Aqueduct to Alameda
County FC&WSD Zone 7
diversion point
Same
South Coast Region
California
Aqueduct East
Branch
Existing capacity
Same
Same
Same
REGULATORY STANDARDS
Trinity River
Minimum flow
below Lewiston
Dam
Trinity EIS Preferred Alternative
(369-815 TAF/year)
Same
Same
Same
Trinity Reservoir
end-of-
September
minimum
storage
Trinity EIS Preferred Alternative
(600 TAF as able)
Same
Same
Same
Clear Creek
Minimum flow
below
Whiskeytown
Dam
Downstream water rights, 1963
USBR Proposal to USFWS and NPS,
predetermined CVPIA 3406(b)(2)
flows, and NMFS BO (Jun 2009)
Action I.1.1
Same
Same
Same
Upper Sacramento River
Shasta Lake
NMFS 2004 Winter-run Biological
Opinion,(1900 TAF in non-critically
dry years), and NMFS BO (Jun
Same
Same
Same

CALLITE DOCUMENTATION VERSION 3.00
79
2009) Action I.2.1
Minimum flow
below Keswick
Dam
SWRCB WR 90-5, predetermined
CVPIA 3406(b)(2) flows, and NMFS
BO (Jun 2009) Action I.2.2
Same
Same
Same
Feather River
Minimum flow
below
Thermalito
Diversion Dam
2006 Settlement Agreement (700 /
800 cfs)
Same
Same
Same
Minimum flow
below
Thermalito
Afterbay outlet
1983 DWR, DFG Agreement (750-
1,700 cfs)
Same
Same
Same
Yuba River
Minimum flow
below Daguerre
Point Dam
D-1644 Operations (Lower Yuba
River Accord)
Same
Same
Same
American River
Minimum flow
below Nimbus
Dam
American River Flow Managements
as required by NMFS BO (Jun 2009)
Action II.1
Same
Same
Same
Minimum Flow
at H Street
Bridge
SWRCB D-893
Same
Same
Same
Lower Sacramento River
Minimum flow
near Rio Vista
SWRCB D-1641
Same
Same
Same
Mokelumne River
Minimum flow
below
Camanche Dam
FERC 2916-029, 1996 (Joint
Settlement Agreement) (100-325
cfs)
Not represented
in model, but
Mokelumne
River inflow pre-
processed under
same
Same as Existing CalSim
Not represented
in model, but
Mokelumne
River inflow pre-
processed under
same

CALLITE DOCUMENTATION VERSION 3.00
80
assumptions
assumptions
Minimum flow
below
Woodbridge
Diversion Dam
FERC 2916-029, 1996 (Joint
Settlement Agreement) (25-300
cfs)
See above
Same as Existing CalSim
See above
Stanislaus River
Minimum flow
below Goodwin
Dam
1987 USBR, DFG agreement, and
flows required for NMFS BO (Jun
2009) Action III.1.2 and III.1.3
Not represented
in model, but
SJR inflow pre-
processed under
same
assumptions
Same as Existing CalSim
Not represented
in model, but SJR
inflow pre-
processed under
same
assumptions
Minimum
dissolved
oxygen
SWRCB D-1422
See above
Same as Existing CalSim
See above
Merced River
Minimum flow
below Crocker-
Huffman
Diversion Dam
Davis-Grunsky (180-220 cfs, Nov-
Mar), Cowell Agreement
See above
Same as Existing CalSim
See above
Minimum flow
at Shaffer
Bridge
FERC 2179 (25-100 cfs)
See above
Same as Existing CalSim
See above
Tuolumne River
Minimum flow
at Lagrange
Bridge
FERC 2299-024, 1995 (Settlement
Agreement) (94-301 TAF/yr)
See above
Same as Existing CalSim
See above
San Joaquin River
Maximum
salinity near
Vernalis
SWRCB D-1641
See above
Same as Existing CalSim
See above
Minimum flow
near Vernalis
SWRCB D-1641, and Vernalis
Adaptive Management Plan
(VAMP) per San Joaquin River
See above
Same as Existing CalSim
See above

CALLITE DOCUMENTATION VERSION 3.00
81
Agreement
Sacramento River–San Joaquin
River Delta
Delta Outflow
Index (Flow and
Salinity)
SWRCB D-1641 and FWS BO (Dec
2008) Action 4
Same
Same
Same
Delta Cross
Channel gate
operation
SRWCB D-1641 with additional
days closed from Oct 1 – Jan 31
based on NMFS BO (Jun 2009)
Action IV.1.2 (closed during
flushing flows from Oct 1 – Dec 14
unless adverse water quality
conditions)
Same
Same
Same
South Delta
exports (Jones
PP and Banks
PP)
SWRCB D-1641, Vernalis flow-
based export limits Apr 1st – May
31st as required by NMFS BO (Jun,
2009) Action IV.2.1 (additional 500
cfs allowed for Jul – Sep for
reducing impact on SWP)
Same
Same
Same
Combined flow
in Old and
Middle River
FWS BO (Dec 2008) Actions 1
through 3 and NMFS BO (Jun 2009)
Action IV.2.3
OPERATIONS CRITERIA: RIVER-
SPECIFIC
Upper Sacramento River
Flow objective
for navigation
(Wilkins Slough)
NMFS BO (Jun 2009) Action I.4;
3,500 –5,000 cfs based on CVP
water supply condition
Same
Same
Same
American River
Folsom Dam
flood control
Variable 400/670 flood control
diagram (without outlet
modifications)
Same
Same
Same
Stanislaus River

CALLITE DOCUMENTATION VERSION 3.00
82
Flow below
Goodwin Dam
Revised Operations Plan and NMFS
BO (Jun 2009) Action III.1.2 and
III.1.3
Not represented
in model, but
SJR inflow pre-
processed under
same
assumptions
Same as Existing CalSim
Not represented
in model, but SJR
inflow pre-
processed under
same
assumptions
San Joaquin River
Salinity at
Vernalis
Grasslands Bypass Project (partial
implementation)
See above
Grasslands Bypass Project (full
implementation)
See above
OPERATIONS CRITERIA:
SYSTEMWIDE
CVP water allocation
CVP Settlement
and Exchange
Contractors
100% (75% in Shasta critical water
years)
Same
Same
Same
CVP refuges
100% (75% in Shasta critical water
years)
Same
Same
Same
CVP agriculture
100%-0% based on supply, South-
of-Delta allocations are additionally
limited due to D-1641, FWS BO
(Dec 2008) and NMFS BO (Jun
2009) export restrictions
Same
Same
Same
CVP municipal &
industrial
100%-50% based on supply, South-
of-Delta allocations are additionally
limited due to D-1641, FWS BO
(Dec 2008) and NMFS BO (Jun
2009) export restrictions
Same
Same
Same
SWP water allocation
North of Delta
(FRSA)
Contract specific
Same
Same
Same
South of Delta
(including North
Bay Aqueduct)
Based on supply; equal
prioritization between Ag and M&I
based on Monterey Agreement;
allocations are limited due to
FWS BO (Dec 2008) and NMFS BO
(Jun 2009) export restrictions
Same
Same
Same

CALLITE DOCUMENTATION VERSION 3.00
83
CVP-SWP coordinated operations
Sharing of
responsibility
for in-basin-use
1986 Coordinated Operations
Agreement (FRWP EBMUD and 2/3
of the North Bay Aqueduct
diversions are considered as Delta
Export; 1/3 of the North Bay
Aqueduct diversion is considered
as in-basin-use)
Same
Same
Same
Sharing of
surplus flows
1986 Coordinated Operations
Agreement
Same
Same
Same
Sharing of
restricted
export capacity
for project-
specific priority
pumping
Equal sharing of export capacity
under SWRCB D-1641, FWS BO
(Dec 2008) and NMFS BO (Jun
2009) export restrictions
Same
Same
Same
Water transfers
Acquisitions by SWP contractors
are wheeled at priority in Banks
Pumping Plant over non-SWP
users; LYRA included for SWP
contractors
Same
Same
Same
Sharing of
export capacity
for lesser
priority and
wheeling
related
pumping
Cross Valley Canal (CVC) wheeling
(max of 128 TAF/year), CALFED
ROD defined Joint Point of
Diversion (JPOD)
CVC wheeling
and JPOD can be
turned on or off
Same as Existing CalSim
CVC wheeling
and JPOD can be
turned on or off
CVPIA 3406(b)(2)
Policy Decision
Per May 2003 Dept. of Interior
Decision:
Same
Same
Same
Allocation
800 TAF, 700 TAF in 40-30-30 dry
years, and 600 TAF in 40-30-30
critical years
Same
Same
Same
Actions
Pre-determined non-discretionary
Same
Same
Same

CALLITE DOCUMENTATION VERSION 3.00
84
FWS BO (Dec 2008) upstream fish
flow objectives (Oct-Jan) for Clear
Creek and Keswick Dam, non-
discretionary NMFS BO (Jun 2009)
actions for the American and
Stanislaus Rivers, and NMFS BO
(Jun 2009) actions leading to
export restrictions
Accounting
No discretion assumed under FWS
BO (Dec 2008) and NMFS BO (Jun
2009), no accounting
Same
Same
Same

CALLITE DOCUMENTATION VERSION 3.00
85
Appendix F Sea Level Rise and
Climate Change Scenarios
Dynamic Link Libraries (DLL) have been developed and linked with CalLite for different sea level rise
options to estimate salinity (electrical conductivity) and X2 position. This Appendix describes
development of the DLL.
F.1 Background
F.1.1 Sea Level Rise Estimates
The Fourth Assessment Report of the Intergovernmental Panel on Climate Change (IPCC AR4)
released in 2007 contained the IPCC’s latest projections of future climate including revised estimates
of global mean sea level rise. The IPCC AR4 sea level rise estimates have been widely criticized for
their failure to include the dynamic instability in the ice sheets of Greenland and Antarctica, and for
their under-prediction of recent observed sea level increases (BDCP, 2012).
The CALFED Independent Science Board (ISB) recommends the empirical approach developed by
Rahmstorf (2007) that projects future sea level rise rates based on the degree of global warming.
This method better reproduces historical sea levels and generally produces larger estimates of sea
level rise than the IPCC AR4 projections (BDCP 2012). Rahmstorf projects a sea level rise from a low
range of 50-70 cm to a high range of 100-140 cm (depending on the range of uncertainty) by the end
of the century (2100). The BDCP analysis used Rahmstorf projections to estimate a 2025 sea level
rise of 12-18 cm (early long-term) and a 2060 sea level rise of 30-60 cm (late long-term). BDCP
proposes the mid-range of these estimates for each timeline (15 cm for the early long-term and 45
cm for the late long-term) because of the uncertainty in the projections (see Figure 59).
Figure 59. Location of BDCP sea level rise projections for Early Long-Term and Late
Long-Term, in relation to other scientific reports.

CALLITE DOCUMENTATION VERSION 3.00
86
CalLite implements three climate projection periods based on the BDCP analysis:
1. Historical Hydrology: Base 0 cm
2. Mid-Century (2030-2059): 15 cm
3. End-of-Century (2060-2099): 45 cm
The ANN for the Base 0 cm option was trained to reflect DSM2 representation of the BDCP No
Action Base scenario. The 15 cm and 45 cm options correspond to the average projected sea level
rises for 2025 and 2060, respectively, as selected for analysis in the BDCP study process.
F.1.2 Climate Change Scenarios
CalLite allows modeling of the five climate change scenarios (Q1-Q5, see Figure 60) used in the BDCP
analysis. These scenarios were determined by mapping 112 future climate projections (shown as the
small blue diamonds in Figure 60) used in the IPCC AR4 and obtained from 15 different Global
Climate Models developed by various national climate centers. In Figure 60, the blue dashed lines
are the median (50th percentile) change of annual temperature (horizontal line) and annual
precipitation (vertical line); these lines break the graph up into four quadrants representing (1) drier,
less warming, (2) drier, more warming, (3) wetter, more warming, and (4) wetter, less warming, with
respect to the median. The ten nearest neighbors (10NN) to the four intersections of the 10th and
90th percentile annual temperature and precipitation lines (red lines in Figure 60) were statistically
selected for defining climate change scenarios Q1-Q4. Scenario Q5 is bounded by the 25th and 75th
percentile joint temperature-precipitation change and represents a central region of climate change.
Figure 60. Selection of the 5 climate change scenarios used in the BDCP analysis (BDCP,
2013)

CALLITE DOCUMENTATION VERSION 3.00
87
F.2 Development of Artificial Neural Networks
F.2.1 Salinity Estimation
Because of the projected sea level rise due to climate change, CalLite incorporates methods for
estimating Delta salinity under different sea level rise assumptions and corresponding tidal
boundary conditions. Artificial Neural Networks (ANN) (DWR 1995) were developed to estimate
flow-salinity relationships in the Delta for different sea level rise scenarios. These ANNs were trained
using results from the Delta Simulation Model II (DSM2). DSM2 is a hydrodynamic and water quality
model of the Delta, developed and maintained by DWR. The DSM2 model used for ANN training was
developed for simulating the Bay Delta Conservation Plan (BDCP 2011) and includes the marsh
restorations of the BDCP except for the base SLR. The ANNs are incorporated into CalLite to ensure
that project reservoirs and export facilities in the South Delta are operated to meet salinity
standards in the Delta.
Figure 61. CalLite Hydroclimate dashboard showing options for climate projection
period, sea level rise, and climate change scenario.

CALLITE DOCUMENTATION VERSION 3.00
88
F.2.2 X2 Estimation
Previous versions of CalLite had the option to use the Kimmerer-Monismith (KM) equation to
estimate the X2 location. However, the KM equation is empirical, developed using observed data,
and cannot be used for future sea level rise scenario analysis. Therefore version 3.00 of the CalLite
GUI no longer enables use of the KM equation. Advanced users may still enable the KM equation by
manually running the model with the WRIMS IDE or using the batch file (see Appendix I). The ANNs
discussed above are used to estimate X2 location for current sea level and future sea level rise
scenarios. The ANNs use Net Delta Outflow, previous X2 locations, and tides in the previous 117
days to predict the current X2 location.
F.3 Comparison between CalSim II and CalLite results
This section is provided from the CalLite Reference manual v2.00, released October 2011. While the
summary results have not been updated to match the model being released under version 3.00, the
relative comparison of results remains similar.
To verify the implementation of the newly developed ANN DLLs in CalLite, comparisons have been
performed on the results obtained from the CalSim II and CalLite models. Assumptions are Existing
Level of Developments (2005), Current Demands (2005), Existing Facilities and BO RPA regulations.
Figure 62, Figure 63, and Table 51 compare the results between CalSim II and CalLite for current
(base no sea level rise) scenario. The results indicate that CalSim II and CalLite results are very
similar.

CALLITE DOCUMENTATION VERSION 3.00
89
Figure 62. Simulated X2 positions for base sea level rise scenario.
Figure 63. Simulated Rock Slough EC for base sea level rise scenario.

CALLITE DOCUMENTATION VERSION 3.00
90
Table 51. System wide results for current base sea level rise scenario (TAF/yr).
1922-2003
1929-1934
1987-1992
CalLite
CalSim II
Diff
CalL
ite
CalSim II
Diff
CalLite
CalSim II
Diff
River Flow
Trinity R blw Lewiston
700
695
5
408
408
0
472
472
0
Trinity Export
530
536
-5
435
439
-4
511
510
1
Clear Cr blw Whiskeytown
127
125
2
87
87
0
106
106
0
Sacramento R @ Keswick
6249
6256
-7
4125
4133
-8
4666
4661
4
Sacramento R @ Wilkins
Slough
6651
6655
-4
4119
4125
-6
4980
4977
3
Feather R blw Thermalito
3178
3179
-1
1598
1611
-13
1536
1567
-32
American R blw Nimbus
2477
2477
0
1328
1328
-1
1185
1183
3
Delta Inflow
21646
21653
-7
10012
10036
-24
10659
10687
-28
Sacramento R @ Hood
15676
15690
-14
8329
8353
-24
9280
9308
-28
Yolo Bypass
2244
2237
7
94
94
0
137
137
0
Mokelumne R
666
666
0
202
202
0
140
140
0
San Joaquin R d/s Calaveras
3060
3060
0
1386
1386
0
1102
1102
0
Delta Outflow
15782
15789
-7
5547
5554
-7
6106
6115
-9
Required Delta Outflow
5006
5004
2
4121
4121
0
3987
3987
0
Delta Diversions
4912
4912
0
3256
3271
-15
3283
3309
-26
Banks SWP
2641
2641
0
1762
1777
-16
1681
1697
-15
Banks CVP
81
72
9
13
13
-1
23
17
6
Jones
2190
2199
-9
1494
1494
0
1602
1613
-11
SWP SOD Deliveries
2593
2592
1
1657
1676
-19
1646
1655
-9
Table A
2261
2260
1
1558
1562
-5
1506
1517
-11
Article 21
69
68
1
51
50
2
9
8
0
Article 56
263
264
-1
48
64
-16
131
130
1
CVP SOD Deliveries
2385
2386
0
1490
1497
-7
1651
1644
7

CALLITE DOCUMENTATION VERSION 3.00
91
F.4 References
Bay Delta Conservation Plan (BDCP). 2011. Website:
http://baydeltaconservationplan.com/Home.aspx
BDCP. 2012. Bay Delta Conservation Plan EIR/EIS Modeling Technical Appendix. 5th Revision.
Website: http://baydeltaconservationplan.com/Home.aspx
BDCP. 2013. Bay Delta Conservation Plan EIR/EIS, Appendix 5A, Modeling Technical Appendix, Public
Draft – November, 2013. Website: http://baydeltaconservationplan.com/Libraries/Dynamic_
Document_Library/Public_Draft_BDCP_EIR-EIS_Appendix_5A_-_EIR-EIS_Modeling_Technical_
Appendix_-_Sections_A_B.sflb.ashx
California Department of Water Resources (DWR). 1995. Methodology for flow and salinity
estimates in the Sacramento-San Joaquin Delta and Suisun Marsh. Sixteenth annual progress report
to the State Water Resources Control Board. Sacramento, Calif.
Intergovernmental Panel on Climate Change (IPCC). 2007. Climate Change 2007 - IPCC Fourth
Assessment Report. Geneva, Switzerland.
Rahmstorf, S. 2007. A Semi-Empirical Approach to Projecting Sea-Level Rise. Science v. 315, pp. 368-
370.

CALLITE DOCUMENTATION VERSION 3.00
92
Appendix G CalLite Allocation
Procedures
G.1 Introduction
Version 3.00 of CalLite implements delivery allocations for the CVP and SWP using either the Water
Supply Index-Delivery Index (WSI-DI) logic that is used in the CalSim II model (DWR 2002, DWR 2009
or the Forecast Allocation Method (FAM). The Operations dashboard allows selection of the
different allocations options (see Figure 64).
Figure 64. Operations dashboard in CalLite.

CALLITE DOCUMENTATION VERSION 3.00
93
G.2 WSI-DI Method
The default option for delivery allocations for the CVP and SWP in the current version of CalLite
incorporates the WSI-DI logic. The default CVP and SWP delivery logics use runoff forecast
information and uncertainty (associated exceedance probability), delivery versus carryover risk
curves, and standardized rules (Water Supply Index versus Demand Index Curve) to estimate the
total water available for delivery and carryover storage for CVP and SWP. Each project has a
separate WSI-DI process. The delivery logic updates delivery levels monthly from January through
May for SWP and from March through May for CVP as water supply parameters become more
certain.
During each water year, the model calculates a Water Supply Index (WSI) and determines what
portion of the WSI is available for use as delivery to contractors and carryover storage. WSI is
defined as the sum of the current beginning of month (BOM) storage in reservoirs that are able to
supply south of Delta diversions and the forecasted remaining water year runoff. The CVP WSI
components include the BOM storage in Trinity Lake, Shasta Lake, Folsom Lake, CVP-San Luis
Reservoir, and the remaining water year unimpaired runoff to Sacramento River, American River,
and James Bypass inflow. The SWP WSI components include the BOM storage in Oroville Lake and
SWP-San Luis Reservoir, and the remaining water year unimpaired runoff to Oroville Lake. Demands
are pre-processed, independent of the model. They vary according to the specified level of
development (2005, 2020) and according to hydrologic conditions. Demands serve as an upper
bound on deliveries. The Delivery Index (DI) that represents water available for delivery and
carryover storage is estimated as a function of the WSI value through a rule curve (WSI-DI table).
Once the total water available for delivery and carryover storage is estimated, it is split into target
delivery and estimated carryover storage by use of a delivery versus carryover risk curve (Delivery-
Carryover curve). There are filling targets for San Luis Reservoir when water is transferred from
northern storage to San Luis reservoirs for later deliveries south of the Delta.
Separate WSI-DI curves are used for the SWP and CVP allocations. The north of Delta CVP allocations
are determined by using a system-wide CVP WSI-DI curve. Once the water available for use by the
CVP system-wide is estimated, it is split into target delivery and estimated carryover storage by use
of the Delivery-Carryover curve. CVP south of Delta allocations vary depending on whether active
regulations include BO RPA standards or not. Both approaches inform the allocation with estimates
of export capacity. For the without-RPA option, a Delta Index is computed as the sum of January-to-
May Eight River Index values, and then an Export Index is created as a function of the Delta Index. A
second estimate of annual deliveries is also computed that takes into account VAMP export
restrictions that occur during the Apr 15 - May 15 pulse period, and also anticipates export
restrictions under CVPIA 3406(b)(2) that occur during the first half of Apr and the second half of May
and the entire month of June. The final CVP SOD allocation is the minimum of the Export Index and
this annual delivery estimate. The with-RPA option bases allocations on an annual estimate of
deliveries that takes into account the expected impact of the RPAs on exports. Currently the with-
RPA allocation option is automatically triggered when the FWS RPA for Old and Middle River is
active, as this RPA accounts for the majority of CVP export limits due to RPAs.
For the SWP, the south-of-Delta SWP contractors and project M&I contractors in the Feather River
Service Area (FRSA) deliveries are allocated using the WSI-DI procedure. SWP north of Delta
deliveries to FRSA agricultural contractors are not subjected to the WSI-DI allocation procedure. In

CALLITE DOCUMENTATION VERSION 3.00
94
drought years, FRSA agricultural contractors demands can be reduced no more than 50 percent in
any one year and no more than 100 percent in any series of seven consecutive years.
The WSI-DI curve and the Delivery-Carryover curve for CVP can be predetermined and imported
from CalSim II simulations or generated directly in CalLite. Similarly, the WSI-DI curve for SWP can
also be predetermined and imported from CalSim II simulations or generated directly in CalLite.
However, CalLite and CalSim II are no longer using a predetermined Delivery - Carryover curve for
SWP. CalLite and CalSim II both now compute the SWP target delivery using a predefined function.
This Delivery – Carryover function is defined by the independent variable “Demand Index” and 3
internal variables: 1) Oroville storage at the end of September, 2) SWP Table A allocation, 3) Table A
losses; and 3 fixed parameters: 1) a predefined DI buffer (250 TAF), 3) an initial SWP Drain Target of
110 TAF, and 3) the Oroville Lake storage level at 1067 TAF.
The WSI-DI curves should be edited with caution. They are carefully developed through iterative
running of CalSim II with a particular set of water supplies and demands. More aggressive
allocations may result in reservoir storage conditions that are not able to meet regulations through
dry years. Relaxed allocations may result in storage levels that create higher flows in some months
and unexpected modifications to Delta operations that are predicated on antecedent conditions.
Results will not always be what the user intended. Careful analysis of output is always necessary.
G.3 Forecast Allocation Method (FAM)
The Forecast Allocation Method (FAM) is developed based on the California Allocation Module
(CAM). The model is developed by utilizing the multi-step optimization functions in WRIMS 2. FAM is
coupled with CalLite model by working as an additional cycle.
FAM’s allocation process is shown in Figure 65. The FAM model can be used to allocate water for
both CVP and SWP and it can handle both existing and future hydrological conditions.
Figure 65. FAM Allocation Process in CalLite

CALLITE DOCUMENTATION VERSION 3.00
95
Key Assumptions and Regulations in FAM are:
Forecasted Hydrology to the End of the Year
Project Demands
Physical Representation
Reservoir Operation Rules
COA
Minimum Flows Criteria
Navigation Control Point
Export/Inflow Ratio
April 15 – May 15 Export Limitations
Banks Pumping and Tracy Pumping
Biological Opinions
The following code shows a comparison between not using the Multi-Step Optimization syntax in
WRIMS 2 and using. With Multi-Step Optimization syntax in FAM, model is significantly simplified.
Code without using Multi-Step Optimization Syntax:
goal set_C30_Jan {C30_Jan + D30_Jan = C3_Jan + C2_Jan + I30_Jan}
goal set_C30_Feb {C30_Feb + D30_Feb = C3_Feb + C2_Feb + I30_Feb}
goal set_C30_Mar{C30_Mar + D30_Mar = C3_Mar + C2_Mar + I30_Mar}
…
goal set_C30_Nov {C30_Nov+ D30_Nov = C3_Nov + C2_Nov+ I30_Nov}
goal set_C30_Dec {C30_Dec + D30_Dec = C3_Dec + C2_Dec + I30_Dec}
Code using Multi-Step Optimization Syntax:
define FAM_Months {value 12}
goal(FAM_Months) set_C30 {C30($m) + D30($m) = C3($m) + C2($m) + I30($m)}
To decrease the run time of the FAM model, FAM uses a simplified schematic as shown in Figure 66.

CALLITE DOCUMENTATION VERSION 3.00
96
Figure 66. FAM Schematic
FAM has been reviewed by the Division of Operation and Maintenance in the California Department
of Water Resources and the US Bureau of Reclamation.

CALLITE DOCUMENTATION VERSION 3.00
97
G.4 References
California Department of Water Resources (DWR). 2002. Benchmark Studies Assumptions.
Sacramento, Calif.
California Department of Water Resources (DWR). 2009. Common Assumptions Common Model
Package. Sacramento, Calif.

CALLITE DOCUMENTATION VERSION 3.00
98
Appendix H CS2CL Model Structure
and Implementation
H.1 Introduction
Most of CalLite’s hydrology, demand, and regulation requirement inputs are obtained by copying or
aggregating CalSim II input and output timeseries. Appendix A has a list of timeseries for CalLite
accretion/depletion terms and demands, which also shows the source timeseries from CalSim. The
CalLite input timeseries are obtained from the CalSim timeseries by either simple copying or
performing arithmetic operations. Prior to CalLite Version 2.00, MS Office Excel spreadsheets were
used to create the CalLite input timeseries, but this procedure proved to be tedious and error-
prone.
Starting with Version 2.00 of CalLite, all timeseries input data are now contained in a CalLite SV file
in the HEC DSS format. The data in this SV DSS file are created by a WRIMS 2-based CalLite SV file
generating tool, called CS2CL (CalSim to CalLite), which is coded in the Water Resources Engineering
Simulation Language (WRESL). The CS2CL tool replaces the MS Office Excel method used with earlier
versions of CalLite. CS2CL generates the CalLite input SV file using a DSS file which contains all
timeseries from the SV (input) and DV (output) DSS files of a particular CalSim II run. Generating
these timeseries in a WRIMS 2-based model has a number of advantages, including: (1) consistency
in coding between the CalLite model and CS2CL, (2) easier maintenance and tracking of timeseries
properties in CalSim and CalLite, and (3) automated generation of input timeseries for CalLite.
CS2CL is designed so that the user can easily update the CalLite SV file with different system
assumptions and/or hydrology scenarios, by simply running a model with input and output
timeseries from a different CalSim II study. The CS2CL tool can then be used to re-generate the
CalLite SV DSS file automatically.
In the current CalLite release, fifteen CS2CL-generated outputted SV files are pre-generated and
already included: D-1485, Existing LOD with Pre-BO, Future LOD with Pre-BO, Existing LOD with BO,
Future LOD with BO, and ten climate change scenarios. When the SV and DV files of the CalSim II
base study are changed, it is necessary to create a new DVSV.DSS file using these files, and then
rerun CS2CL to generate a new CalLite input SV file prior to running the CalLite model.
The next sections explain the CS2CL model’s structure and its implementation.

CALLITE DOCUMENTATION VERSION 3.00
99
H.2 CS2CL WRIMS 2 Model Structure
Below is the directory structure of the CS2CL tool folders and a list of all of files necessary for a
CS2CL WRIMS 2 model (example shown for a Current LOD plus BO model).
CS2CLroot:
.\CalSimDSS
2005A01AINIT.DSS
2005A01ASV.DSS
2020D09EINIT.DSS
2020D09ESV.DSS
Other_timeseries_2005A01A.DSS
Other_timeseries_2020D09E.DSS
.\DSS
.\run
mainCS2CL.wresl
study.sty
.\CS2CL_TS
Accretion_Def.wresl
ANN.wresl
ANN_CCWD_NOD_WYTypes_CycleOutput_TS.wresl
B2_TS.wresl
BO_TS.wresl
CVP_Dellogic_TS.wresl
Cycle_2_TS.wersl
DeltaFlowCriteria.wresl
Dummy.wresl
Hydrology_Demands_TS.wresl
LosVaqueros.wresl
NewMelonesForecast.wresl
NPD_Flow.wresl
NPR_EC.wresl
NPR_Flow.wresl
San_Joaquin.wresl
San_Joaquin_CUAW.wresl
SWP_Dellogic_TS.wresl
System_Files_TS.wersl
UARM.wersl
Weirs_Refuges_TS.wresl
WestSide_RF_Defs.wresl
WestSideReturns.wresl
WS_Returns_Def.wresl
WSReturnC1.wresl
WSReturnC2.wresl
WSReturnC3.wresl
WSReturnC5.wresl

CALLITE DOCUMENTATION VERSION 3.00
100
.\lookup
CVP_RF_Split.table
CVPAnnual.table
CVPcontractRF.table
DSM2_NPD.table
DSM2_NPR.table
EC_Creek.table
EC_Table_MPool.table
EC_Table_WestRtn.table
Initial_svdv.table
SLDR.table
wytypes.table
wytypeSJR_Rest.table
.project
CS2CL_Readme.docx
CS2CL_run.bat
CS2CL_study.config
Four cycles are used in the main file: mainCS2CL.wresl:
1. The first cycle is used to generate the two timeseries, SJR_ANN and VernWQfinal, which
have data for 5 steps before the first month of the simulation (Oct 1921). These timeseries
are required by the ANN DLL.
2. The second cycle is used to generate the timeseries UARM (Upper American River Model),
which has data for 1 step before the first month of the simulation starts. This timeseries is
required for computation of the American River Flow Management Standard.
3. The third cycle generates all of the other timeseries, which start in Oct 1921 and end in Sep
2003.
4. The final cycle generates timeseries for the San Joaquin.
H.3 CS2CL Model Implementation Guide
Following is a step-by-step guide for using the CS2CL Tool to create a CalLite SV file from a CalSim
study. A future study (F-Part = 2020D09E) is used for example. Replace all instances of “2020D09E”
below with “2005A01A” if running an existing condition study.
1) Run CalSim, save the DV file as 2020D09EDV.DSS (for example).
2) Copy 2020D09EDV.DSS and re-save as 2020D09EDVSV.DSS
3) Open this new DVSV.DSS file in HEC-DSSVue and drag and drop the 2020D09ESV.DSS file into the
list of timeseries. Click “Copy All”.
4) Repeat Step #3 to copy the timeseries over from “Other_timeseries_2020D09E”.
5) Ensure the correct pathnames are used in CS2CL_study.config. The run period should be set to
Oct 1920 – Sept 2004.
6) Run the CS2CL tool by double clicking on CS2CL_run.bat. It will output a DV timeseries for use as
a SV input timeseries in CalLite..

CALLITE DOCUMENTATION VERSION 3.00
101
Appendix I Running CalLite without
the GUI
More advanced users can run CalLite without using the GUI for greater customization and flexibility.
Two methods for running CalLite without the GUI are introduced below:
I.1 WRIMS2 IDE method
Below are the steps necessary to do the WRIMS2 IDE manual run:
Open the Default scenario under Scenarios/Run_Details and copy the selected items as shown in the
below figure.
Paste the copied files in the folder you created for this scenario. For this exercise the folder name is
Manual_Run_No_1.

CALLITE DOCUMENTATION VERSION 3.00
102
Launch the Eclipse Platform, and do the following steps:
Select File | New | Project…

CALLITE DOCUMENTATION VERSION 3.00
103
Select General | Project and then click on the Next button.
Type in the project name, in this case: Manual_Run_No_1.

CALLITE DOCUMENTATION VERSION 3.00
104
Then unselect the Use default location, and click on the Browse button to select the project location.
In this exercise: D:\CalLite3.00\Testing\Manual_Run_No_1.
Click on the Finish button.

CALLITE DOCUMENTATION VERSION 3.00
105
A project is added to Project Ex panel as shown in the below figure.

CALLITE DOCUMENTATION VERSION 3.00
106
Right click on the Manual_Run_No_1, and then select Run As | Run Configurations.

CALLITE DOCUMENTATION VERSION 3.00
107
The following Run Configurations window opens as shown in the below figure.

CALLITE DOCUMENTATION VERSION 3.00
108
Under WRESL/WRIMS2 Application, right click on Manual_Run_No_1, then select New to create a
launch file for this project.

CALLITE DOCUMENTATION VERSION 3.00
109
A New_configuration is added under WRESL/WRIMS2 Application.

CALLITE DOCUMENTATION VERSION 3.00
110
In the Main tab, fill out the blank space in front of the following items by typing the appropriate
name/parameter or by selecting a file using the Browse button:
Name, Study Name, Main WRESL File, Dvar DSS File, Svar DSS File, Init DSS File, A-Part, SV F-Part and
Init F-Part as shown in the below figure. Then click on the Apply button.

CALLITE DOCUMENTATION VERSION 3.00
111
Select the Configuration tab, check WRESL Plus and XA Free Limited License and then click on the
Apply button.
Navigate to the Common tab, select the Shared file, then click on the Browse button and select the
Manual_Run_No_1 location for the launch configuration then OK.

CALLITE DOCUMENTATION VERSION 3.00
112
Shared file location (\Manual_Run_No_1) is selected as shown in the below figure.
Stay on this tab or navigate back to the Main tab and click on the Run button to manually run your
model. Make sure the Manual_Run_No_1 is highlighted under WRESL/WRIMS2 Application, and
that you have clicked on Apply to save your options.

CALLITE DOCUMENTATION VERSION 3.00
113
The below figure shows the parsing stage of the manual run.

CALLITE DOCUMENTATION VERSION 3.00
114
I.2 Batch file method
Below is a summary of the steps necessary to do the batch file method manual run, followed by a
more detailed step-by-step guide. The three steps are creating a directory, modifying the input files,
and running the batch file.
Creating the Manual CalLite Directory and Configuring the Batch File
1) Copy and paste the entire DEFAULT folder from CalLite_v3\Scenarios\Run_Details into the
same “Run_Details” folder and rename it. For the purposes of this tutorial, this new folder will
be renamed to “batchFileTest” and will be referred to as such from this point forward.
a. Note: you may copy/paste another study folder, other than DEFAULT, if you wish to
use that specific study as a starting point.
b. You may elect to create a new folder within the CalLite_v3 directory to store your
new studies, instead of “Run_Details”. Make sure to change the pathnames
appropriately in the following steps. For the purposes of this tutorial, the original
“Run_Details” folder will be used.
2) Copy/paste all the SV files from CalLite_v3\Model_w2\DSS_Files to
CalLite_v3\Scenarios\Run_Details\batchFileTest\Run\DSS. Alternatively, copy/paste only the
one needed for that study.
3) In the CalLite_v3 directory, copy/paste and rename the “group_0” batch file.
4) Modify the newly created batch file to point to the .config file in the new directory created in
step 1. (i.e. CalLite_v3\Scenarios\Run_Details\batchFileTest\batchFileTest.config). Use the
original group_0 as a reference.
Modifying the Input Files
1) Modify the .config file
a) Specify the SV, DV, and INIT DSS filenames, file locations, and the appropriate Level of
Development.
2) Modify the Lookup tables
a) Modify GUI_ related tables to manually set values (see details in the Step-by-Step guide
below)
b) Copy the files from the folders entitled "VariableDemand" (if using current SWP demands)
or "FutureDemand" (if using SWP future or user-defined demands) and replace the
corresponding lookup tables.

CALLITE DOCUMENTATION VERSION 3.00
115
Running the Model
Double clicking “D:\CalLite_v3\group_batchFileTest.bat” will run the respective study. The output
will be saved in the “DvarFile” path specified in the .config file.
I.3 Step by Step Guide
I.3.1 Creating the Manual CalLite Directory
Create a new directory in which to run CalLite without the GUI.
1) Copy and paste the entire DEFAULT folder from CalLite_v3\Scenarios\Run_Details into the
same “Run_Details” folder and rename it.
Figure 67. CalLite manual run directory.
Copy/Paste
‘Generated’ and ‘save’ are files generated by the GUI and are not necessary for a manual run;
they can be deleted.

CALLITE DOCUMENTATION VERSION 3.00
116
I.3.2 Copy the SV Files from Model_w2
Copy/paste the desired SV file(s) from CalLite_v3\Model_w2\DSS_Files to
CalLite_v3\Scenarios\Run_Details\batchFileTest\Run\DSS
All the SV files may be copied over, but the model will only use the one specified in the .config
file. See section I.3.4.1.

CALLITE DOCUMENTATION VERSION 3.00
117
I.3.3 Configuring the Batch File
The batch file “group_0.bat” calls the WRIMS2 engine to run the specified study.
The original batch file “group_0” reflects last study run from the GUI, so do not simply modify it, as
any changes will be overwritten when a new study is run through the GUI. A new batch file will need
to be created to initiate the manual run for the newly created study – make a copy of “group_0” and
rename it to reflect the name of the new study.
Within the newly created batch file (group_batchFileTest.bat), rename the directories to point to
the .config file of the new study.
@title = "%~dp0\Model_w2\runConfig_calgui
D:\CalLite_v3\Scenarios\Run_Details\batchFileTest\batchFileTest.config
batchFileTest"
%~dp0\Model_w2\runConfig_calgui
D:\CalLite_v3\Scenarios\Run_Details\batchFileTest\batchFileTest.config
batchFileTest
Before the new study can be run, the study parameters need to be changed. This is the subject of
the next section.
Copy/Paste

CALLITE DOCUMENTATION VERSION 3.00
118
I.3.4 Modifying the Input Files
To run a CalLite scenario, there are two set of modifications that need to be made to files in the
manual run directory regarding the .config file and lookup tables.
I.3.4.1 Modifying the .config File
The .config file contains the SV file F-part and directories for model inputs/outputs: these
parameters need to be changed to reflect those of the new study.
Specifying the SV file: Specify the path for the correct SV file from batchFileTest\Run\DSS. The SV
files were added to the study folder in step 1.3.2. Remember to change the SV file F-part (SvarFPart)
accordingly.
Specifying the DV file: Specify the path for the output DV file. This file will be created when a run is
started.
Specifying the INIT file: There is only one INIT file, but make sure the directory points to the INIT file
inside the newly created study.
*All pathnames should be checked to ensure they are not still referring to files in the DEFAULT study
(or the original study that was copied)
Figure 68. The .config file for the manually run study.

CALLITE DOCUMENTATION VERSION 3.00
119
I.3.4.2 Lookup Tables
This subsection describes changes to table files in the "Run\Lookup" folder. When running CalLite
using the GUI, the GUI writes the appropriate values into these files. When doing a manual run, the
values in these files need to be edited manually. The following six files are the basic tables that need
to be edited to setup a manual CalLite run: GUI_HydroClimate.table; GUI_Operations.table;
GUI_Regs.table; GUI_RPAsOtherRegs.table; GUI_RunBasis.table; and GUI_SODDemand.table;
(Figure 69).In addition, for changes made to south-of-Delta demands, some additional files need to
be copied.
The following sections describe how to change each table file, which files to copy, and how changes
in each file correspond to options in the GUI.
Figure 69. GUI lookup tables.

CALLITE DOCUMENTATION VERSION 3.00
120
Hydroclimate Lookup Table
The Hydroclimate dashboard in the GUI has 3 active main frames, and each frame corresponds to an
Index number in the gui_HydroClimate.table file (Figure 70). Change the option number in the table
file to assign a value for each index.
Index #
Description
Value
1
Current Level of Development
0
Future Level of Development
1
Early Long Term Climate Change Hydrology
2
Late Long Term Climate Change Hydrology
3
2
X2 Method (KM Equation)
*Advanced User Only. Not available on GUI, must be changed manually.
0
X2 Method (ANN) [DEFAULT]
1
3
Base (Current Sea Level)
0
Sea Level Rise of 15 cm
1
Sea Level Rise of 45 cm
2
4
No Climate Change
0
Climate Change Scenario Q1
1
Climate Change Scenario Q2
2
Climate Change Scenario Q3
3
Climate Change Scenario Q4
4
Climate Change Scenario Q5
5
Figure 70. Hydroclimate dashboard and map of lookup table indices.
Index 4
Index 1
Index 3

CALLITE DOCUMENTATION VERSION 3.00
121
Operations Lookup Table
The Operation dashboard in the GUI has one main frame which has three settings which are saved in
the GUI_Operations.table file (Indices 1-5), see Figure 71.
For Index 1-4 (Wheeling, JPOD, Intertie, and Payback Wheeling), there are only 2 options, on and off:
Option 0 – The operations is off and will not be included
Option 1 – The operation is on
Index 5 controls the CVP/SWP Allocation Method:
Option 0 – WSI-DI Allocation
Option 1 – User-Specified Fixed Allocation (currently not active in the WRESL code)
Option 2 – FAM Allocation
Figure 71. Operations dashboard and map of lookup table indices.
Index 4
Index 1
Index 2
Index 3
(Index 5,
Value 0)
(Index 5,
Value 2)

CALLITE DOCUMENTATION VERSION 3.00
122
Regulations Lookup Table
The Regulations dashboard in the GUI has two main frames that hold settings for D-1641 and D-
1485 regulations (the “D-1641/D-1485” tab and the right-hand-side table showing some regulation
values) (Figure 72). Values for the settings on this tab are saved in the GUI_Regs.table file (Indices 1-
15). Each index corresponds to a different regulation. Below are the different options for each Index.
Option 0 – The regulation is off and will not be included
Option 1 – Default D-1641 regulation values will be used
Option 2 – User defined regulation values will be used (selected regulations)
Option 3 – Default D-1485 regulation values will be used
The regulations that can be user-defined are shown in Figure 72 with the table name shown next to
them in red. When the index value is set = 2, the corresponding table or tables must also be edited
to specify the desired user-defined values.
Figure 72. D-1641 Regulations dashboard and locations of user-defined tables.
gui_xchanneldays.table
gui_riovista.table
gui_ndo_flow.table
gui_x2active.table & gui_x2km.table
gui_EiRatio.table

CALLITE DOCUMENTATION VERSION 3.00
123
Biological Opinion Regulations Lookup Tables
The Regulations dashboard in the GUI has one main frame that holds settings for RPA regulations
(the RPA tab), and values for these settings are saved in the GUI_RPAsOtherRegs.table file (Indices
1-5). For each index, there are only 2 options, on and off. See Figure 73.
Option 0 – The regulation is off and will not be included
Option 1 – The regulation is on
Figure 73. Biological Opinion RPA’s dashboard and map of lookup table indices.
(Index 1)
(Index 4)
(Index 2)
(Index 3)
(Index 5)

CALLITE DOCUMENTATION VERSION 3.00
124
Other Regulations Lookup Table
The Regulations dashboard in the GUI has two main frames that hold settings for other regulations
(the Others tab and the table to the right showing regulation values) (Figure 74). Values for the
Other Regulation settings on the Others tab are saved in the GUI_RPAsOtherRegs.table file in Indices
6-8. This is the same file used for changing the Biological Opinions Regulations. B2 Actions are saved
to Indices 9-15.
For each index, there are only 2 options, on and off. To change the value, change the Option number
in the table file (Figure 74).
Option 0 – The regulation is off and will not be included
Option 1 – User defined regulation is on
For the user-defined option, the user-defined values can be entered in the tables whose names are
in red in Figure 74.
Figure 74. Other Regulations dashboard and map of lookup table indices.
gui_qwest.table
gui_qomr.table
gui_eisjr.table
perc_UnimpairedFlow.table

CALLITE DOCUMENTATION VERSION 3.00
125
Run Basis Lookup Table
The Run Basis Lookup table (GUI_RunBasis.table) stores the Run Basis decision made by the user on
the Run Settings dashboard (see Figure 75). There is only one index in this table, Index 1:
Value = 0 – D-1485 Run Basis
Value = 1 – Pre-BO Run Basis
Value = 2 – BO Run Basis
Figure 75. Run Basis location on the Run Settings dashboard.

CALLITE DOCUMENTATION VERSION 3.00
126
South of Delta Demand Lookup Table
The Demands dashboard in the GUI has 2 main frames (for SWP and CVP demands), whose settings
are saved in the GUI_SODdemand.table file using Indices 0-8 (Figure 76). To change the value for
each Index, change the option numbers and other values in the table file.
Index #
Description
Value
0
Variable or Fixed SWP Demand
1
User-Defined SWP Demand
2
1 - 4
User-Defined Values for SWP
-
5
Full Contract CVP Demand
1
User-Defined CVP Demand
2
6 - 8
User-Defined Values for CVP
-
Figure 76. Demands dashboard and map of lookup table indices.
(Index 0, Value 1)
(Index 0, Value 2)
(Index 1-4)
(Index 5, Value 1)
(Index 5, Value 2)
(Index 6-8)

CALLITE DOCUMENTATION VERSION 3.00
127
For SWP demands, there are additional tables that need to be copied into the "Lookup" folder.
These tables can be found in the "VariableDemand" and "FutureDemand" subfolders (Figure 77). For
Variable demands, copy the files from the "VariableDemand" folder to the "Lookup" folder in the
manual run directory, replacing any existing files. For Future (Full Table A) demands, copy the files
from the "FutureDemand" folder to the "Lookup" folder.
Figure 77. Lookup table directory.
I.3.5 Running the Model
Once the .config file and lookup files have been modified and replaced, you are set to run the
model. To run the model, simply double click on the newly created “group_” batch file. The output
DV file will be created in the location specified in the .config file.

CALLITE DOCUMENTATION VERSION 3.00
128
Appendix J CalLite Report Tool
The report tool is located under the External PDF dashboard (Figure 78). This dashboard can be
broken down into 5 elements: (1) Report template file, (2) DSS results files to compare, (3) Report
output file, (4) General information, and (5) Generate Report.
Figure 78. Elements of External PDF dashboard.
The following sections describe these different elements in more detail, show a sample report, and
describe how to edit the report template file.

CALLITE DOCUMENTATION VERSION 3.00
129
J.1 Elements of the External PDF Dashboard
J.1.1 Report Template File
The report template file controls which variables from each DSS file will be compared, and in what
form. Clicking on the select file button opens a dialogue box for the user to choose which template
file to use (Figure 79).
Figure 79. Report template file.
CalLite-CalLite comparison (callite_scenario_comparison.inp):
The default report template file will compare two CalLite studies.
CalSim-CalLite corroboration (calsim_callite_corroboration.inp):
The report tool can also be used to compare CalLite results to CalSim results. To do this, the
DSS Result File #1 must be set to the output DSS from a CalSim simulation, the DSS Result
File #2 must be set to the output DSS from a CalLite simulation.
CalSim-CalSim comparison (calsim_calsim_corroboration.inp):
Use the report template file to compare two CalSim studies.

CALLITE DOCUMENTATION VERSION 3.00
130
J.1.2 Studies to Compare
The user must specify the output DSS files from the two studies that will be compared. It is possible
to compare CalLite studies, CalSim studies, or corroborate between a CalLite and a CalSim study.
Click on the two buttons shown in Figure 80 to choose DSS files from each study. The study names
entered will be printed on the report for reference purpose.
Figure 80. Studies to compare.

CALLITE DOCUMENTATION VERSION 3.00
132
J.1.4 General Information
This area is for the user to input any general information regarding the report being generated
(Figure 82). The notes, assumptions, modeler, and table font size text boxes can be edited for this
purpose.
Figure 82. General information.

CALLITE DOCUMENTATION VERSION 3.00
133
J.1.5 Generate Report
Finally, click the generate report button to create the pdf report and launch it using Adobe Acrobat
(Figure 83).
Figure 83. Generate report.
Once the button has been clicked and all the input information has been filled out, the CalLite GUI
will show a screen as below:

CALLITE DOCUMENTATION VERSION 3.00
134
The report should look similar to the sample report shown below:

CALLITE DOCUMENTATION VERSION 3.00
135

CALLITE DOCUMENTATION VERSION 3.00
136
J.2 Modifying the Report Template File
Under the “Config” folder in the directory where CalLite was installed, there are report format files
with the .inp extension (Figure 84). By default CalLite comes with two of these files, one for
comparing two CalLite studies and one for comparing a CalSim study to a CalLite study.
Figure 84. Configuration folder.
These files can be opened using text editor software such as TextPad. The file can be broken down
into 9 different parts:
1) General Information: This portion displays the general information as compiled from the
DSS results files and the user input from the GUI. This does not need to be edited since the
report tool generates this information by default.
2) Display Name (VARIABLE): These are the names that will be displayed in the report for each
variable.
3) Category Type (VAR_CATEGORY): This denotes the category of the variable being reported
• S – Storage
• RF – River Flow
• DI – Delta Inflow
• DO – Delta outflow
• DE – Delta Exports
• SWPSOD – State Water Project South of Delta
• CVPSOD – Central Valley Project South of Delta
• ALLOC – Allocation
• X2 – Salinity (X2) position
• EC – Electrical Conductivity

CALLITE DOCUMENTATION VERSION 3.00
137
4) Data Type (REPORT_TYPE): This denotes the statistical category or the source of the variable
being reported. A “_Post” means the data has been post processed and may be a
combination of multiple variable results.
• Average – Averaged data
• Exceedance – Storage vs Percent at or Above
• Avg_Excd – Average vs Percent at or above
• Timeseries – results data that are not averaged or exceedance
5) DSS Pathname for First Study (PATH_BASE): These are the results DSS pathnames for the
first study that are used to retrieve the data. Multiple paths can be manipulated by using
the + or – operators. All paths begin and end with //
6) DSS Pathname for Second Study (PATH_ALT): These are the results DSS pathnames for the
second study that are used to retrieve the data. Multiple paths can be manipulated by using
the + or – operators. All paths begin and end with //
7) Font and Formatting (ROW_TYPE): This denotes the font and formatting of the variable to
be displayed.
• N – Normal and indented, usually for subtopics
• B – Bold, usually for main topics header
8) Plot (PLOT): A yes (Y)/no (N) to determine if a graph is to be included.
9) Unit: this defines the units of the graphs to be displayed. Default leaves the units in cfs
whereas cfs2taf converts the units to TAF.
10) General Information Part II: This portion displays the general information as compiled from
the DSS results file and the user input from the GUI. This does not need to be edited since
the report tool generates this information by default.

CALLITE DOCUMENTATION VERSION 3.00
138
Figure 85. Report Template File.
