Pilot’s Operating Handbook Cessna_152_C152 1979 POH Retyped_and_abbreviated_for_KCN_aeroclub_training Cessna 152 C152 Retyped And Abbreviated For KCN Aeroclub Training
User Manual: Cessna_152_C152-1979-POH-retyped_and_abbreviated_for_KCN_aeroclub_training
Open the PDF directly: View PDF .
Page Count: 50
- FAA Approved Airplane Flight Manual
- AIRSPEED INDICATOR MARKINGS
- Power Plant Limitations and Markings
- Maneuver limits
- Flight Load Factor Limits
- Fuel Limitations
- ENGINE FAILURE DURING TAKEOFF RUN
- ENGINE FAILURE IMMEDIATELY AFTER TAKEOFF
- ENGINE FAILURE DURING FLIGHT
- EMERGENCY LANDING WITHOUT ENGINE POWER
- PRECAUTIONARY LANDING WITH ENGINE POWER
- DITCHING
- DURING START ON GROUND
- ENGINE FIRE IN FLIGHT
- ELECTRICAL FIRE IN FLIGHT
- CABIN FIRE
- WING FIRE
- EXECUTING A 180( TURN IN CLOUDS
- EMERGENCY DESCENT THROUGH CLOUDS
- RECOVERY FROM A SPIRAL DIVE
- CARBURETOR ICING
- SPARK PLUG FOULING
- MAGNETO MALFUNCTION
- LOW OIL PRESSURE
- EXCESSIVE RATE OF CHARGE
- INSUFFICIENT RATE OF CHARGE
- INTRODUCTION
- BEFORE TAKEOFF
- SHORT FIELD TAKEOFF
- ENROUTE CLIMB
- CRUISE
- BEFORE LANDING
- NORMAL LANDING
- SHORT FIELD LANDING
- BALKED LANDING
- AFTER LANDING
- SECURING AIRPLANE
- BEFORE TAKEOFF
- WARM-UP
- MAGNETO CHECK
- ALTERNATOR CHECK
- TAKEOFF
- POWER CHECK
- WING FLAP SETTINGS
- CROSSWIND TAKEOFF
- ENROUTE CLIMB
- CRUISE
- FUEL SAVINGS PROCEDURES FOR FLIGHT TRAINING OPERATIONS
- STALLS
- SPINS
- CROSSWIND LANDING
- COLD WEATHER OPERATION
- NOISE ABATEMENT
- TABLE OF CONTENTS
- SAMPLE PROBLEM
- LANDING
- DEMONSTRATED OPERATING TEMPERATURE
- Page 5--5
- AIRSPEED CALIBRATION
- TABLE OF CONTENTS
- TABLE OF CONTENTS
- INTRODUCTION
- FLIGHT CONTROLS
- INSTRUMENT PANEL
- GROUND CONTROL
- WING FLAP SYSTEM
- LANDING GEAR SYSTEM
- BAGGAGE COMPARTMENT
- SEATS
- SEAT BELTS AND SHOULDER HARNESSES
- SEAT BELTS
- SHOULDER HARNESSES
- ENTRANCE DOORS AND CABIN WINDOWS
- CONTROL LOCKS
- ENGINE
- PROPELLER
- BRAKE SYSTEM
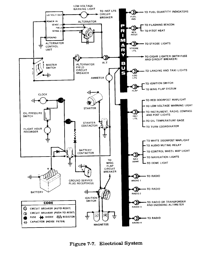
- ELECTRICAL SYSTEM
- ALTERNATOR CONTROL UNIT AND LOW-VOLTAGE WARNING LIGHT
- CIRCUIT BREAKERS AND FUSES
- LIGHTING SYSTEMS
- PITOT-STATIC SYSTEM AND INSTRUMENTS
- AIRSPEED INDICATOR
- RATE-OF-CLIMB INDICATOR
- ATTITUDE INDICATOR
- DIRECTIONAL INDICATOR
- STALL WARNING SYSTEM
- AUDIO CONTROL PANEL
- MICROPHONE-HEADSET INSTALLATIONS

Pilot’s Operating Handbook
And
FAA Approved Airplane Flight Manual
(abridged for KCN Aero Club)
N49696
For complete information, consult Pilot’s operating Manual
This abbreviated pilot’s handbook contains excerpts of the Cessna 152 Pilot’s
Operating Handbook.
Standard Temperature Chart added January 2, 2003
Performance - Specifications
Speed *
Maximum at Sea Level ……………………………………. 110 knots
Cruise, 75% Power at 8,000 ft …………………………….. 107 knots
CRUISE: Recommended lean mixture with fuel allowance for
engine start, taxi, takeoff, climb and 45 minutes reserve at 45%
power
75% Power at 8,000 ft ………………………………….. Range 350 NM
24.5 Gallons usable fuel ………………………………. .Time 3.4 hours
75% Power at 8,000 ft ………………………………….... Range 580 NM
37.5 Gallons usable fuel ………………………………. Time 5.5 hours
Maximum Range at 10,000 ft …………………………….. Range 415 NM
24.5 Gallons usable fuel ……………………………….. Time 5.2 hours
Maximum Range at 10,000 ft …………………………….. Range 690 NM
37.5 Gallons usable fuel ……………………………….. Time 8.7 hours
RATE OF CLIMB AT SEA LEVEL ……………………………. 715 FPM
SERVICE CEILING ……………………………………………… 14,700 FT
TAKEOFF PERFORMANCE
Ground Roll ……………………………………….………….. 725 ft
Total Distance over 50 ft obstacle ……………………………… 1340 ft
LANDING PERFORMANCE
Ground roll ………………………………………..…………… 475 ft
Total Distance over 51 ft obstacle ………………..……………. 1200 ft
STALL SPEED (CAS)
Flaps up, power off ……………………………….…………… 48 knots
Flaps down, power off ………………………………………….. 43 knots
MAXIMUM WEIGHT
Ramp ………………………………………………..…………. 1675 lbs
Takeoff or landing …………………………………..…………. 1670 lbs
STANDARD EMPTY WEIGHT
152 ………………………………………………………………. 1101 lbs
152 II ………………………………………………………..…. 1133 lbs
MAXIMUM USEFUL LOAD
152 ……………………………………………………………. 574 lbs
152 II …………………………………………………………… 542
BAGGAGE ALLOWANCE ……………………………………… 120 LBS
WING LOADING (Pounds / s.f.) ………………………………… 10.5
POWER LOADING (Pounds / HP) ……………………………… 15.2
FUEL CAPACITY 26 gal
OIL CAPACITY ………………………………………………… 6 qts
ENGINE: Avco Lycoming O235-L2C 110 bhp at 255o rpm
PROPELLER: Fixed Pitch, diameter ……………………………. 69 in
• Speed performance is shown for an airplane equipped with optional speed fairings which increase
the speeds by approximately 2 kts. There is a corresponding difference in range while all other
performance figures are unchanged when speed fairings are installed. • Page 1-2

AIRSPEED LIMITATIONS
SPEED KCAS KIAS REMARKS
VNE Never Exceed Speed 145 149 Do not exceed this
speed in any operation
VNO Maximum Structural
Cruising Sped 108 111 Do not exceed this
speed except in smooth
air, and then only with
caution
VAManeuvering Speed:
1670 lbs.
1500 lbs.
1350 lbs.
101
96
91
104
98
93
Do not make full or
abrupt control
movements above this
speed
VFE Maximum Flap Extended
Speed 87 85
Maximum Window Open
Speed 145 149
AIRSPEED INDICATOR MARKINGS
MARKING KIAS SIGNIFICANCE
White arc 35 - 85 Full flap operating range. Lower limit is maximum weight
V-so in landing configuration. Upper limit is maximum
speed permissible with flaps extended
Green arc 40 – 111 Normal operation range. Lover limit is maximum weight
Vs at most forward C.G. with flaps retracted. Upper limit
is maximum structural cruising speed
Yellow arc 111 –
149 Operations must be conducted with caution and only in
smooth air
Red Line 149 Maximum speed for all operations
Power Plant Limitations and Markings
Engine Operating Limits for Takeoff and Continuous Operations
Maximum Power – 110 BHP
Maximum Engine speed – 2550 RPM
Maximum Oil Temperature 245° F (118°C)
Oil Pressure
Minimum – 25 psi
Maximum – 100 psi
Maneuver limits
This airplane is certificated in the utility category and is designed for limited aerobatic flight.
In the acquisition of various certificates such as commercial pilot and flight instructor, certain
maneuvers are required. All of these maneuvers are permitted in this airplane
Page 1-3
No aerobatic maneuvers are approved except those listed below
Maneuver Recommended Entry Speed
Chandelles 95
Lazy Eights 95
Steep Turns 95
Spins Slow Deceleration
Stalls (except whip stalls) Slow Deceleration
Higher speeds can be used if abrupt use of controls if avoided
The baggage compartment and / or child’s seat must not be occupied during aerobatics
Aerobatics that may impose high loads should not be attempted. The important thing to bear
in mind in flight maneuvers is that the airplane is that the airplane is clean in aerodynamic
design and will build up speed quickly with the nose down. Proper speed control is an
essential requirement for execution of any maneuver and care should always be exercised to
avoid excessive speed which, in turn, can impose excessive loads. In the execution of all
maneuvers, avoid abrupt of controls.
Flight Load Factor Limits
Flaps Up + 4.4 g to –1.76 g
Flaps Down + 3.5 g
Fuel Limitations
Total fuel capacity 26 gal (13 gal each tank)
Usable fuel, all conditions 24.5 gal
Approved Fuel Grades
100 LL Grade Aviation
100 Grade Aviation
Automotive (91 octane minimum)
Mixed fuel (automotive and aviati on)
Section 2- Placards Not Included
Page 1-4
SECTION 3
EMERGENCY PROCEDURES
Table of Contents Page
Introduction .......................................................................................................... 3-3
Airspeeds for Emergency Operation..................................................................... 3-3
OPERATIONAL CHECKLISTS
Engine Failures..................................................................................................... 3-3
Engine Failure During Takeoff Run ............................................................. 3-3
Engine Failure Immediately After Takeoff. ................................................. 3-3
Engine Failure during Flight......................................................................... 3-3
Forced Landings................................................................................................... 3-4
Emergency Landing Without Engine Power................................................. 3-4
Precautionary Landing With Engine Power.................................................. 3-4
Ditching........................................................................................................ 3-4
Fires...................................................................................................................... 3-5
During Start On Ground ............................................................................... 3-5
Engine Fire In Flight..................................................................................... 3-5
Electrical Fire In Flight................................................................................. 3-5
Cabin Fire..................................................................................................... 3-6
Wing Fire...................................................................................................... 3-6
Icing...................................................................................................................... 3-6
Inadvertent Icing Encounter.......................................................................... 3-6
Landing With A Flat Main Tire ........................................................................... 3-7
Electrical Power Supply System Malfunctions..................................................... 3-7
Ammeter Shows Excessive Rate Of Charge (Full Scale Deflection)............ 3-7
Low-Voltage Light Illuminates During Flight (Ammeter Indicates Discharge)3-7
AMPLIFIED PROCEDURES
Engine Failures..................................................................................................... 3-8
Forced Landings................................................................................................... 3-8
Landing without elevator control.......................................................................... 3-9
Fires...................................................................................................................... 3-9
Emergency Operation In Clouds (Vacuum System Failure)................................. 3-9
Executing A 1800 Turn In Clouds................................................................ 3-9
Emergency Descent Through Clouds ......................................................... 3-10
Recovery From A Spiral Dive .................................................................... 3-10
Inadvertent Flight Into Icing Conditions............................................................. 3-10
Spins................................................................................................................... 3-11
Page 3-1
Rough Engine Operation Or Loss Of Power ...................................................... 3-11
Carburetor Icing.......................................................................................... 3-11
Spark Plug Fouling ..................................................................................... 3-11
Magneto Malfunction ................................................................................. 3-11
Low Oil Pressure ........................................................................................ 3-12
Electrical Power Supply System Malfunctions................................................... 3-12
Excessive Rate of Charge ........................................................................... 3-12
Insufficient Rate of Charge.........................................................................3-12
Page 3-2
INTRODUCTION
Section 3 provides checklist and amplified procedures for coping with emergencies
that may occur. Emergencies caused by airplane or engine malfunctions are extremely rare if
proper preflight inspections and maintenance are practiced. Enroute weather emergencies can
be minimized or eliminated by careful flight planning and good judgment when unexpected
weather is encountered. However, should an emergency arise, the basic guidelines described
in this section should be considered and applied as necessary to correct the problem..
AIRSPEEDS FOR EMERGENCY OPERATION
Engine Failure After Takeoff....................................................................... 60 KIAS
Maneuvering Speed:
1670 Lbs.....................................................................................................104 KIAS
1500 Lbs...................................................................................................... 98 KIAS
1350 Lbs...................................................................................................... 93 KIAS
Maximum Glide........................................................................................... 60 KIAS
Precautionary Landing With Engine Power................................................. 55 KIAS
Landing Without Engine Power:
Wing Flaps Up............................................................................................. 65 KIAS
Wing Flaps Down........................................................................................ 60 KIAS
OPERATIONAL CHECKLISTS
ENGINE FAILURES
ENGINE FAILURE DURING TAKEOFF RUN
1. Throttle -- IDLE.
2. Brakes -- APPLY.
3. Wing Flaps -- RETRACT.
4. Mixture -- IDLE CUT-OFF.
5. Ignition Switch -- OFF.
6. Master Switch -- OFF.
ENGINE FAILURE IMMEDIATELY AFTER TAKEOFF
1. Airspeed -- 60 KIAS.
2. Mixture -- IDLE CUT-OFF.
3. Fuel Shutoff Valve -- OFF.
4. Ignition Switch -- OFF.
5. Wing Flaps -- AS REQUIRED.
6. Master Switch -- OFF.
Page 3-4
ENGINE FAILURE DURING FLIGHT
1. Airspeed -- 60 KIAS.
2. Carburetor Heat -- ON.
3. Primer -- IN and LOCKED.
4. Fuel Shutoff Valve -- ON.
5. Mixture -- RICH.
6. Ignition Switch -- BOTH (or START if propeller is stopped).
FORCED LANDINGS
EMERGENCY LANDING WITHOUT ENGINE POWER
1. Airspeed –65 KIAS (flaps up
60 KIAS (flaps DOWN).
2. Mixture -- IDLE CUT-OFF.
3. Fuel Shutoff Valve -- OFF.
4. Ignition Switch -- OFF.
5. Wing Flaps -- AS REQUIRED (30° recommended).
6. Master Switch -- OFF.
7. Doors -- UNLATCH PRIOR TO TOUCHDOWN.
8. Touchdown -- SLIGHTLY TAIL LOW.
9. Brakes -- APPLY HEAVILY.
PRECAUTIONARY LANDING WITH ENGINE POWER
1. Airspeed -- 60 KIAS.
2. Wing Flaps -- 20°.
3. Selected Field -- FLY OVER, noting terrain and obstructions, then retract flaps upon
reaching a safe altitude and airspeed.
4. Radio and Electrical Switches -- OFF.
5. Wing Flaps -- 30° (on final approach).
6. Airspeed -- 55 KIAS.
7. Master Switch -- OFF.
8. Doors -- UNLATCH PRIOR TO TOUCHDOWN.
9. Touchdown -- SLIGHTLY TAIL LOW.
10. Ignition Switch -- OFF.
11. Brakes -- APPLY HEAVILY.
DITCHING
1. Radio - - TRANSMIT MAYDAY on 121.5 MHz, giving location and intentions and
SQUAWK 7700 if transponder is installed.
2. Heavy Objects (in baggage area) -- SECURE OR JETTISON.
3. Approach -- High Winds, Heavy Seas -- INTO THE WIND.;
Light Winds, Heavy Swells -- PARALLEL TO SWELLS.
Page 3-5
4. Wing Flaps -- 30°.

5. Power -- ESTABLISH 300 FT/MIN DESCENT AT 55 KIAS.
6. Cabin Doors -- UNLATCH.
7. Touchdown -- LEVEL ATTITUDE AT 300 FT/MIN DESCENT.
8. Face -- CUSHION at touchdown with folded coat.
9. Airplane -- EVACUATE through cabin doors. If necessary, open windows and flood
cabin to equalize pressure so doors can be opened.
10. Life Vests and Raft -- INFLATE.
FIRES
DURING START ON GROUND
1. Cranking—CONTINUE ,to get a start which would suck the flames and accumulated fuel
through the carburetor and into the engine.
If engine starts:
2. Power -- 1700 RPM for a few minutes.
3. Engine -- SHUTDOWN and inspect for damage.
If engine fails to start:
4. Cranking -- CONTINUE in an effort to obtain a start.
5. Fire Extinguisher - - OBTAIN (have ground attendants obtain if not installed).
6. Engine -- SECURE.
a. Master Switch -- OFF.
b. Ignition Switch -- OFF.
c. Fuel Shutoff Valve -- OFF.
7. Fire – EXTINGUISH using fire extinguisher ,wool blanket ,or dirt.
8. Fire Damage -- INSPECT, repair damage or replace damaged components or wiring
before conducting another flight.
ENGINE FIRE IN FLIGHT
1. Mixture -- IDLE CUT-OFF.
2. Fuel Shutoff Valve -- OFF.
3. Master Switch -- OFF.
4. Cabin Heat and Air -- OFF (except wing root vents).
5. Airspeed -- 85 KIAS (If fire is not extinguished, increase glide speed to find an airspeed
which will provide an incombustible mixture).
6. Forced Landing -- EXECUTE (as described in Emergency Landing Without Engine
Power).
Page 3-6
ELECTRICAL FIRE IN FLIGHT
1. Master Switch -- OFF.
2. All Other Switches (except ignition switch) -- OFF.
3. Vents/Cabin Air/Heat -- CLOSED.
4. Fire Extinguisher -- ACTIVATE (if available)
WARNING
After discharging an extinguisher within a closed cabin,
ventilate the cabin.
5. If fire appears out and electrical power is necessary for continuance of flight:
6. Master Switch -- ON.
7. Circuit Breakers -- CHECK for faulty circuit, do not reset.
8. Radio/Electrical Switches -- ON one at a time, with delay after each until short circuit is
localized.
9. Vents/ Cabin Air/ Heat -- OPEN when it is ascertained that fire is completely
extinguished.
CABIN FIRE
1. Master Switch -- OFF.
2. Vents/Cabin Air/Heat -- CLOSED (to avoid drafts).
3. Fire Extinguisher -- ACTIVATE (if available).
WARNING
After discharging an extinguisher within a closed cabin,
ventilate the cabin.
4. Land the airplane as soon as possible to inspect for damage,
WING FIRE
1. Navigation Light Switch -- OFF.
2. Strobe Light Switch (if installed) -- OFF.
3. Pitot Heat Switch (if installed) -- OFF.
NOTE
Perform a sideslip to keep the flames away from the fuel tank and cabin, and land as soon as
possible, with flaps retracted.
Page 3-7
ICING
INADVERTENT ICING ENCOUNTER
1. Turn pitot heat switch ON (if installed).
2. Turn back or change altitude to obtain an outside air temperature that is less conducive to
icing.
3. Pull cabin heat control full out to obtain maximum defroster air temperature. For greater
air flow at reduced temperatures, adjust the cabin air control as required.
4. Open the throttle to increase engine speed and minimize ice buildup on propeller blades.
5. Watch for signs of carburetor air filter ice and apply carburetor heat as required. An
unexpected loss in engine speed could be caused by carburetor ice or air intake filter ice.
Lean the mixture for maximum RPM, if carburetor heat is used continuously.
6. Plan a landing at the nearest airport. With an extremely rapid ice build-up, select a
suitable "off airport" landing site.
7. With an ice accumulation of 1/ 4 inch or more on the wing leading edges, be prepared for
significantly higher stall speed.
8. Leave wing flaps retracted. With a severe ice build-up on the horizontal tail, the change
in wing wake airflow direction caused by wing flap extension could result in a loss of
elevator effectiveness.
9. Open left window and, if practical, scrape ice from a portion of the windshield for
visibility in the landing approach.
10. Perform a landing approach using a forward slip, if necessary, for improved visibility.
11. Approach at 65 to 75 KIAS depending upon the amount of ice accumulation.
12. Perform a landing in level attitude.
LANDING WITH A FLAT MAIN TIRE
1. Wing Flaps -- AS DESIRED.
2. Approach -- NORMAL.
3. Touchdown—GOOD TIRE FIRST hold airplane off flat tire as long as possible with
aileron control.
ELECTRICAL POWER SUPPLY SYSTEM MALFUNCTIONS
AMMETER SHOWS EXCESSIVE RATE OF CHARGE (Full
Scale Deflection)
1. Alternator -- OFF.
2. Nonessential Electrical Equipment -- OFF.
3. Flight -- TERMINATE as soon as practical.
Page 3-8
LOW-VOLTAGE LIGHT ILLUMINATES DURING FLIGHT
(Ammeter Indicates Discharge)
NOTE
Illumination of the low-voltage light may occur during low RPM conditions with an electrical
load on the system such as during a low RPM taxi. Under these conditions, the light will go
out at higher RPM. The master switch need not be recycled since an over-voltage condition
has not occurred to de-activate the alternator system.
1. Radios -- OFF.
2. Master Switch -- OFF (both sides).
3. Master Switch -- ON.
4. Low-Voltage Light -- CHECK OFF.
5. Radios -- ON.
If low-voltage light illuminates again:
6. Alternator -- OFF.
7. Nonessential Radio and Electrical Equipment -- OFF.
8. Flight -- TERMINATE as soon as practical.
Page 3-9

AMPLIFIED PROCEDURES
ENGINE FAILURE
If an engine failure occurs during the takeoff run, the most important thing to do is
stop the airplane on the remaining runway. Those extra items on the checklist will provide
added safety after a failure of this type.
Prompt lowering of the nose to maintain airspeed and establish a glide attitude is the
first response to an engine failure after takeoff. In most cases, the landing should be planned
straight ahead with only small changes in direction to avoid obstructions. Altitude and
airspeed are seldom sufficient to execute a 1800 gliding turn necessary to return to the runway.
The checklist procedures assume that adequate time exists to secure the fuel and ignition
systems prior to touchdown.
After an engine failure in flight, the best glide speed as shown in figure 3-1 should
be established as quickly as possible. While gliding toward a suitable landing area, an effort
should be made to identify the cause of the failure. If time permits, an engine restart should be
attempted as shown in the checklist. If the engine cannot be restarted, a forced landing
without power must be completed.
Page 3-10
FORCED LANDINGS
If all attempts to restart the engine fail and a forced landing is, imminent, select a
suitable field and prepare for the landing as discussed under the ”Emergency Landing Without
Engine Power” checklist.
Before attempting an "off airport" landing with engine power available, one should
fly over the landing area at a safe but low altitude to inspect the terrain for obstructions and
surface conditions, proceeding as discussed under the Precautionary Landing With Engine
Power checklist.
Prepare for ditching by securing or jettisoning heavy objects located in the baggage
area and collect folded coats for protection of occupants' face at touchdown. Transmit
Mayday message on 121.5 MHz giving location and intentions, and squawk 7700 if a
transponder is installed. Avoid a landing flare because of difficulty in judging height over a
water surface.
LANDING WITHOUT ELEVATOR CONTROL
Trim for horizontal flight (with an airspeed of approximately 55 KIAS and flaps
lowered to 200) by using throttle and elevator trim controls. Then do not change the
elevator trim control setting; control the glide angle by adjusting power
exclusively.
At flareout, the nose-down moment resulting from power reduction is an adverse
factor and the airplane may hit on the nose wheel. Consequently, at flareout, the trim control
should be set at the full nose-up position and the power adjusted so that the airplane will rotate
to the horizontal attitude for touchdown. Close the throttle at touchdown.
FIRES
Although engine fires are extremely rare in flight, the steps of the appropriate
checklist should be followed if one is encountered. After completion of this procedure,
execute a forced landing. Do not attempt to restart the engine.
The initial indication of an electrical fire is usually the odor of burning insulation.
The checklist for this problem should result in elimination of the fire.
Page 3-11
EMERGENCY OPERATION IN CLOUDS
(Vacuum System Failure)
In the event of a vacuum system failure during flight, the directional indicator and
attitude indicator will be disabled, and the pilot will have to rely on the turn coordinator if he
inadvertently flies into clouds. The following instructions assume that only the electrically-
powered turn coordinator is operative, and that the pilot is not completely proficient in
instrument flying.
EXECUTING A 180°
°°
° TURN IN CLOUDS
Upon inadvertently entering the clouds, an immediate plan should be made to turn back as
follows:
1. Note the compass heading.
2. Note the time of the minute hand and observe the position of the sweep second hand on
the clock.
3. When the sweep second hand indicates the nearest half-minute, initiate a standard rate
left turn, holding the turn coordinator symbolic airplane wing opposite the lower left
index mark for 60 seconds. Then roll back to level flight by leveling the miniature
airplane.
4. Check accuracy of the turn by observing the compass heading which should be the
reciprocal of the original heading.
5. If necessary, adjust heading primarily with skidding motions rather than rolling motions
so that the compass will read more accurately.
6. Maintain altitude and airspeed by cautious application of elevator control. Avoid
overcontrolling by keeping the hands off the control wheel as much as possible and
steering only with rudder.
EMERGENCY DESCENT THROUGH CLOUDS
If conditions preclude reestablishment of VFR flight by a 1801 turn, a descent through a cloud
deck to VFR conditions may be appropriate. If possible, obtain radio clearance for an
emergency descent through clouds. To guard against a spiral dive, choose an easterly or
westerly heading to minimize compass card swings due to changing bank angles. In addition,
keep hands off the control wheel and steer a straight course with rudder control by monitoring
the turn coordinator. Occasionally check the compass heading and make minor corrections to
hold an approximate course. Before descending into the clouds, set up a stabilized let-down
condition as follows:
1. Apply full rich mixture.
2. Use full carburetor heat.
3. Reduce power to set up a 500 to 800 ft/min rate of descent.
4. Adjust the elevator trim for a stabilized descent at 70 KIAS.
5. Keep hands off control wheel.
Page 3-12
6. 6Monitor turn coordinator and make corrections by rudder alone.
7. Check trend of compass card movement and make cautious corrections with rudder to
stop turn.
8. Upon breaking out of clouds, resume normal cruising flight.
RECOVERY FROM A SPIRAL DIVE
If a spiral is encountered, proceed as follows:
1. Close the throttle.
2. Stop the turn by using coordinated aileron and rudder control to align the symbolic
airplane in the turn coordinator with the horizon reference line.
3. Cautiously apply elevator backpressure to slowly reduce the airspeed to 70 KIAS.
4. Adjust the elevator trim control to maintain a 70 KIAS glide.
5. Keep hands off the control wheel, using rudder control to hold a straight heading.
6. Apply carburetor heat.
7. Clear engine occasionally, but avoid using enough power to disturb the trimmed glide.
8. Upon breaking out of clouds, resume normal cruising flight.
INADVERTENT FLIGHT INTO ICING CONDITIONS
Flight into icing conditions is prohibited. An inadvertent encounter with these conditions can
best be handled using the checklist procedures. The best procedure, of course. is to turn back
or change altitude to escape icing conditions.
SPINS
Should an inadvertent spin occur, the following recovery procedure
should be used:
1. PLACE AILERONS IN NEUTRAL POSITION.
2. RETARD THROTTLE TO IDLE POSITION.
3. APPLY AND HOLD FULL RUDDER OPPOSITE TO THE DIRECTION OF
ROTATION.
4. JUST AFTER THE RUDDER REACHES THE STOP, MOVE THE CONTROL
WHEEL BRISKLY FORWARD FAR ENOUGH TO BREAK THE STALL. Full down
elevator may be required at aft center of gravity loadings to assure optimum recoveries.
5. HOLD THESE CONTROL INPUTS UNTIL ROTATION STOPS. Premature
relaxation of the control inputs may extend the recovery.
6. AS ROTATION STOPS, NEUTRALIZE RUDDER, AND MAKE A SMOOTH
RECOVERY FROM THE RESULTING DIVE.
NOTE
If disorientation precludes a visual determination of the direction of rotation, the
symbolic airplane in the turn coordinator may be referred to for this information.
Page 3-13
For additional information on spins and spin recovery, see the discussion under
SPINS in Normal Procedures (Section 4).
ROUGH ENGINE OPERATION OR LOSS OF POWER
CARBURETOR ICING
A gradual loss of RPM and eventual engine roughness may result from the
formation of carburetor ice. To clear the ice, apply full throttle and pull the carburetor heat
knob full out until the engine runs smoothly; then remove carburetor heat and readjust the
throttle. If conditions require the continued use of carburetor heat in cruise flight, use the
minimum amount of heat necessary to prevent ice from forming and lean the mixture slightly
for smoothest engine operation.
SPARK PLUG FOULING
A slight engine roughness in flight may be caused by one or more spark plugs
becoming fouled by carbon or lead deposits. This may be verified by turning the ignition
switch momentarily from BOTH to either L or R position. An obvious power loss in single
ignition operation is evidence of spark plug or magneto trouble. Assuming that spark plugs
are the more likely cause, lean the mixture to the recommended lean setting for cruising flight.
If the problem does not clear up in several minutes, determine if a richer mixture setting will
produce smoother operation. If not, proceed to the nearest airport for repairs using the BOTH
position of the ignition switch unless extreme roughness dictates the use of a single ignition
position.
MAGNETO MALFUNCTION
A sudden engine roughness or misfiring is usually evidence of magneto problems.
Switching from BOTH to either L or R ignition switch position will identify which magneto is
malfunctioning. Select different power settings and enrich the mixture to determine if
continued operation on BOTH magnetos is practicable. If not, switch to the good magneto
and proceed to the nearest airport for repairs-
LOW OIL PRESSURE
If low oil pressure is accompanied by normal oil temperature, there is a possibility
the oil pressure gage or relief valve is malfunctioning. A leak in the line to the gage is not
necessarily cause for an immediate precautionary landing because an orifice in this line will
prevent a sudden loss of oil from the engine sump. However, a landing at the nearest airport
would be advisable to inspect the source of trouble.
If a total loss of oil pressure is accompanied by a rise in oil temperature, there is
good reason to suspect an engine failure is imminent. Reduce engine power immediately and
select a suitable forced landing field. Use only the minimum power required to reach the
desired touchdown spot.
Page 3-14
ELECTRICAL POWER SUPPLY SYSTEM MALFUNCTIONS
Malfunctions in the electrical power supply system can be detected by periodic
monitoring of the ammeter and low-voltage warning light; however, the cause of these
malfunctions is usually difficult to determine. A broken alternator drive belt or wiring is most
likely the cause of alternator failures, although other factors could cause the problem. A
damaged or improperly adjusted alternator control unit can also cause malfunctions. Problems
of this nature constitute an electrical emergency and should be dealt with immediately.
Electrical power malfunctions usually fall into two categories: excessive rate of charge and
insufficient rate of charge. The paragraphs below describe the recommended remedy for each
situation.
EXCESSIVE RATE OF CHARGE
After engine starting and heavy electrical usage at low engine speeds (such as
extended taxiing) the battery condition will be low enough to accept above normal charging
during the initial part of a flight. However, after thirty minutes of cruising flight, the ammeter
should be indicating less than two needle widths of charging current. If the charging rate were
to remain above this value on a long flight, the battery would overheat and evaporate the
electrolyte at an excessive rate.
Electronic components in the electrical system can be adversely affected by higher
than normal voltage. The alternator control unit includes an over-voltage sensor that normally
will automatically shut down the alternator if the charge voltage reaches approximately 31.5
volts. If the over-voltage sensor malfunctions or is improperly adjusted, as evidenced by an
excessive rate of charge shown on the ammeter, the alternator should be turned off,
nonessential electrical equipment turned off and the flight terminated as soon as practical.
INSUFFICIENT RATE OF CHARGE
NOTE
Illumination of the low-voltage light and ammeter discharge indications may occur
during low RPM conditions with an electrical load on the system, such as during a low RPM
taxi. Under these conditions, the light will go out at higher RPM. The master switch need not
be recycled since an over-voltage condition has not occurred to de-activate the alternator
system.
If the over-voltage sensor should shut down the alternator, a discharge rate will be
shown on the ammeter followed by illumination of the low voltage warning light. Since this
may be a "nuisance" trip-out, an attempt should be made to reactivate the alternator system.
To do this, turn the radios off, then turn both sides of the master switch off and then on again.
If the problem no longer exists, normal alternator charging will resume and the low-voltage
light will go off. The radios may then be turned back on. If the light illuminates again, a
malfunction is confirmed. In this event, the flight should be terminated and/or the current
drain on the battery minimized because the battery can supply the electrical system for only a
limited period of time. If the emergency occurs at night, power must be conserved for later
use of the landing light and flaps during landing. Page 3-15
SECTION 4
NORMAL PROCEDURES
Table of Contents Page
Introduction .......................................................................................................... 4-3
Speed for Normal Operation................................................................................. 4-3
Checklist Procedures
Preflight Inspection .............................................................................................. 4-4
Cabin .................................................................................................... 4-4
Empennage ........................................................................................... 4-5
Right Wing, Trailing Edge.................................................................... 4-5
Right Wing ........................................................................................... 4-5
Nose...................................................................................................... 4-5
Left Wing.............................................................................................. 4-5
Left Wing, Trailing Edge...................................................................... 4-6
Before Starting Engine ......................................................................................... 4-6
Starting Engine (Temperatures Above Freezing) ................................................. 4-6
Before Takeoff...................................................................................................... 4-6
Takeoff .............................................................................................................. 4-7
Normal Takeoff .................................................................................... 4-7
Short Field Takeoff............................................................................... 4-7
Enroute Climb ...................................................................................................... 4-7
Cruise .............................................................................................................. 4-7
Before Landing..................................................................................................... 4-7
Landing .............................................................................................................. 4-7
Normal Landing.................................................................................... 4-8
Short Field Landing.............................................................................. 4-8
Balked Landing..................................................................................... 4-8
After Landing ....................................................................................................... 4-8
Securing Airplane................................................................................................. 4-8
Amplified Procedures
Starting Engine (Temperatures Above Freezing) ................................................. 4-8
Taxiing . . . . . . . . . . . . . . ................................................................................. 4-10
Before Takeoff.................................................................................................... 4-11
Warm-Up............................................................................................ 4-11
Magneto Check................................................................................... 4-11
Alternator Check................................................................................. 4-11
Takeoff ............................................................................................................ 4-11
Power Check....................................................................................... 4-11
Page 4-1
Wing Flap Settings.............................................................................. 4-12
Crosswind Takeoff.............................................................................. 4-12
Enroute Climb..................................................................................................... 4-12
Cruise ............................................................................................................ 4-13
Fuel Savings Procedures For Flight Training Operations................................... 4-14
Stalls ............................................................................................................ 4-14
Spins ............................................................................................................ 4-14
Landing ............................................................................................................ 4-16
Short Field Landing ............................................................................ 4-16
Crosswind Landing............................................................................. 4-16
Balked Landing................................................................................... 4-16
Cold Weather Operation..................................................................................... 4-16
Noise Abatement ................................................................................................ 4-18
Page 4-2

INTRODUCTION
Section 4 provides checklist and amplified procedures for the conduct of normal operation.
Normal procedures associated with optional systems can be found in Section 9.
SPEEDS FOR NORMAL OPERATION
Unless otherwise noted, the following speeds are based on a maximum
weight of 1670 pounds and may be used for any lesser weight. (All speeds in KIAS)
Takeoff:
Normal Climb Out............................................................................................ 65-75
Short Field Takeoff. Flaps 101, Speed at 50 Feet..................................................54
Climb, Flaps Up:
Normal.............................................................................................................. 70-80
Best Rate of Climb, Sea Level................................................................................67
Best Rate of Climb, 10,000 Feet.............................................................................61
Best Angle of Climb, Sea Level thru 10,000 Feet ..................................................55
Landing Approach:
Normal Approach, Flaps Up............................................................................. 60-70
Normal Approach, Flaps 30.............................................................................. 55-65
Short Field Approach, Flaps 30..............................................................................54
Balked Landing:
Maximum Power, Flaps 20.....................................................................................55
Maximum Recommended Turbulent Air Penetration Speed:
1670 Lbs.....................................................................................................104
1500 Lbs.......................................................................................................98
1350 Lbs.......................................................................................................93
Maximum Demonstrated Crosswind Velocity..............................................12 knots
Page 4-3
PREFLIGHT INSPECTION
Visually check airplane for general condition during walk-around inspection. In cold weather,
remove even small accumulations of frost, ice, or snow from wing, tail, and control surfaces.
Also, make sure that control surfaces contain no internal accumulations of ice or debris. Prior
to flight, check that pitot heater (if installed is warm to touch with 30 seconds with battery and
pitot heat switches on. If a night flight is planned, check operation of all lights and make sure
a flashlight is available.
CABIN
1. Pilot’s Operating Handbook –AVAILABLE IN THE AIRPLANE
2. Control Wheel Lock REMOVE
3. Ignition Switch –OFF
4. Avionics Master Switch – OFF
5. Master Switch – ON
WARNING
When turning on the master switch, using an external power source, or pulling the propeller
through by hand, treat the propeller as if the ignition switch were on. Do not stand, nor allow
anyone else to stand, within the arc of the propeller, since a loose or broken wire, or a
component malfunction could cause the propeller to rotate.
Page 4-4
6. Fuel Quantity Indicators – CHECK QUANTITY
7. External and Interior lights – ON (if night flight is contemplated—check to ensure that all
are working)
8. Pitot Heat –ON (if flight in instrument conditions is contemplated – check to ensure that
pitot tube is warm to touch within 30 seconds)
9. Lights and pitot heat – OFF
10. Master Switch – OFF
11. Fuel valve – ON
EMPANNAGE
1. Rudder Gust Lock REMOVE
2. Tail Tie –down – DISCONNECT
3. Control Surfaces – CHECK for freedom of movement and security
RIGHT WING- TRAILING EDGE
1. Aileron –CHECK freedom of movement and security
RIGHT WING
1. Wing tiedown – DISCONNECT
2. Main Wheel Tire – CHECK for proper inflation, cuts, wear
3. Brake lines – CHECK for leaks
4. Fuel sump – CHECK before first flight of day, and after each refueling, drain fuel sample
from sump, checking for water and other contaminants
5. Fuel Quantity – CHECK VISUALLY
6. Fuel Filler Cap --- SECURE
NOSE
1. Engine Oil –4 qts minimum –5 qts maximum for flights less than 3 hours—6 qts
maximum
2. Engine Oil cap --SECURE
3. Before first flight of day, and after each refueling, pull out fuel strainer knob for 4
seconds
4. Propeller and spinner – CHECK for nicks and cracks
5. Air intake – CHECK for obstructions
6. Nose wheel strut– CHECK for inflation,
7. Nose wheel tire – CHECK for inflation, cuts, wear
8. Nose tiedown -- REMOVE
LEFT WING
1. Wing tiedown – DISCONNECT
2. Pitot tube –REMOVE COVER –CHECK for obstruction, damage
Page 4-5
7. Main Wheel Tire – CHECK for proper inflation, cuts, wear
3. Brake lines – CHECK for leaks
4. Stall warning vane -- CHECK
5. Fuel sump – CHECK before first flight of day, and after each refueling, drain fuel sample
from sump, checking for water and other contaminants
6. Fuel Quantity – CHECK VISUALLY
7. Fuel Filler Cap --- SECURE
LEFT WING- TRAILING EDGE
1. Aileron –CHECK freedom of movement and security
BEFORE STARTING ENGINE
1. Preflight Inspection – COMPLETE
2. Seats, Belts, Shoulder Harnesses -- ADJUST and LOCK.
3. Fuel Shutoff Valve -- ON.
4. Radios, Electrical Equipment -- OFF.
5. Brakes -- TEST and SET.
6. Circuit Breakers -- CHECK IN.
STARTING ENGINE (Temperatures Above Freezing)
1. Mixture -- RICH.
2. Carburetor Heat -- COLD.
3. Prime -- AS REQUIRED (up to 3 strokes).
4. Throttle -- OPEN 1/2 INCH.
5. Propeller Area -- CLEAR.
6. Master Switch -- ON.
7. Ignition Switch -- START (release when engine starts).
8. Throttle -- ADJUST for 1000 RPM or less.
9. Oil Pressure -- CHECK.
BEFORE TAKEOFF
1. Parking Brake -- SET.
2. Cabin Doors -- CLOSED and LATCHED.
3. Flight Controls -- FREE and CORRECT.
4. Flight Instruments SET.
5. Fuel Shutoff Valve ON.
6. Mixture -- RICH (below 3000 feet).
7. Elevator Trim -- TAKEOFF.
8. Throttle -- 1700 RPM.
a. Magnetos -- CHECK (RPM drop should not exceed 125 RPM on either magneto or
50 RPM differential between magnetos).
b. Carburetor Heat -- CHECK (for RPM drop).
c. Engine Instruments and Ammeter -- CHECK.
d. Suction Gage -- CHECK. Page 4-6
9. Radios -- SET.
10. Flashing Beacon, Navigation Lights and /or Strobe Lights—ON as required.
11. Throttle Friction Lock -- ADJUST.
12. Brakes -- RELEASE.
TAKEOFF
NORMAL TAKEOFF
1. Wing Flaps -- 00- 100.
2. Carburetor Heat -- COLD.
3. Throttle -- FULL OPEN.
4. Elevator Control -- LIFT NOSE WHEEL at 50 KIAS.
5. Climb Speed -- 65-75 KIAS.
SHORT FIELD TAKEOFF
1. Wing Flaps -- 100.
2. Carburetor Heat -- COLD.
3. Brakes -- APPLY.
4. Throttle -- FULL OPEN.
5. Mixture - - RICH (above 3000 feet, LEAN to obtain maximum RPM).
6. Brakes -- RELEASE.
7. Elevator Control -- SLIGHTLY TAIL LOW.
8. Climb Speed -- 54 KIAS (until all obstacles are cleared).
9. Wing Flaps -- RETRACT slowly after reaching 60 KIAS.
ENROUTE CLIMB
1. Airspeed -- 70-80 KIAS.
NOTE
If a maximum performance climb is necessary, refer to section 5 of handbook –67 KIAS at sea
level, decreasing to 60 KIAS at 12,000 ft MSL
2. Throttle -- FULL OPEN.
3. Mixture—RICH below 3000 feet; LEAN for maximum RPM above 3000 feet.
CRUISE
1. Power -- 1900-2550 RPM (no more than 75%).
2. Elevator Trim -- ADJUST.
3. Mixture -- LEAN.
BEFORE LANDING
1. Seats, Belts, Harnesses -- ADJUST and LOCK.
Page 4-7
2. Mixture -- RICH.
3. Carburetor Heat -- ON (apply full heat before closing throttle).
NORMAL LANDING
1. Airspeed -- 60-70 KIAS (flaps UP).
2. Wing Flaps -- AS DESIRED (below 85 KIAS).
3. Airspeed -- 55-65 KIAS (flaps DOWN).
4. Touchdown -- MAIN WHEELS FIRST.
5. Landing Roll -- LOWER NOSE WHEEL GENTLY.
6. Braking -- MINIMUM REQUIRED.
SHORT FIELD LANDING
1. Airspeed -- 60-70 KIAS (flaps UP).
2. Wing Flaps -- 301 (below 85 KIAS).
3. Airspeed -- MAINTAIN 54 KIAS.
4. Power -- REDUCE to idle as obstacle is cleared.
5. Touchdown -- MAIN WHEELS FIRST.
6. Brakes -- APPLY HEAVILY.
7. Wing Flaps -- RETRACT.
BALKED LANDING
1. Throttle -- FULL OPEN.
2. Carburetor Heat -- COLD.
3. Wing Flaps -- RETRACT to 201.
4. Airspeed -- 55 KIAS.
5. Wing Flaps -- RETRACT (slowly).
AFTER LANDING
1. Wing Flaps -- UP.
2. Carburetor Heat -- COLD.
SECURING AIRPLANE
1. Parking Brake -- SET.
2. Radios, Electrical Equipment -- OFF.
3. Mixture -- IDLE CUT-OFF (pull full out).
4. Ignition Switch -- OFF.
5. Master Switch -- OFF.
6. Control Lock -- INSTALL.
AMPLIFIED PROCEDURES
STARTING ENGINE (Temperatures Above Freezing)
Page 4-8

During engine starting, open the throttle approximately 1/2 inch. In warm weather, one stroke
of the primer should be sufficient. In temperatures near freezing, up to 3 strokes of the primer
may be necessary. As the engine starts, slowly adjust the throttle as required for 1000 RPM or
less.
NOTE
The carburetor used on this airplane does not have an accelerator pump; therefore, pumping of
the throttle must be avoided during starting because doing so will only cause excessive
leaning.
Weak intermittent firing followed by puffs of black smoke from the exhaust stack indicates
overpriming or flooding. Excess fuel can be cleared from the combustion chambers by the
following procedure: set the mixture control in the idle cut-off position, the throttle full open,
and crank the engine through several revolutions with the starter. Repeat the starting
procedure without any additional priming.
If the engine is underprimed (most likely in cold weather with a cold engine) it will not fire at
all, and additional priming will be necessary.
After starting, if the oil gage does not begin to show pressure within 30 seconds in the
summertime and about twice that long in very cold weather, stop the engine and investigate.
Lack of oil pressure can cause serious engine damage. After starting, avoid the use of
carburetor heat unless icing conditions prevail.
NOTE
Details concerning cold weather starting and operation at temperatures below freezing may be
found under Cold Weather Operation paragraphs in this section.
Page 4-9
TAXIING
When taxiing, it is important that speed and use of brakes be held to a minimum and that all
controls be utilized (see Taxiing Diagram, figure 4-2) to maintain directional control and
balance.
Page 4-10
The carburetor heat control knob should be pushed full in during all ground operations unless
heat is absolutely necessary. When the knob is pulled out to the heat position, air entering the
engine is not filtered.
Taxiing over loose gravel or cinders should be done at low engine speed to avoid abrasion and
stone damage to the propeller tips.
The nose wheel is designed to automatically center straight ahead when the nose strut is fully
extended. In the event the nose strut is overinflated and the airplane is loaded to a rearward
center of gravity position, it may be necessary to partially compress the strut to permit
steering. This can be accomplished prior to taxiing by depressing the airplane nose (by hand)
or during taxi by sharply applying brakes.
BEFORE TAKEOFF
WARM-UP
Most of the warm-up will have been conducted during taxi, and additional warm-up before
takeoff should be restricted to the checklist procedures. Since the engine is closely cowled for
efficient in-flight cooling, precautions should be taken to avoid overheating on the ground.
MAGNETO CHECK
The magneto check should be made at 1700 RPM as follows. Move ignition switch first to R
position and note RPM. Next move switch back to BOTH to clear the other set of plugs.
Then move switch to the L position, note RPM and return the switch to the BOTH position.
RPM drop should not exceed 125 RPM on either magneto or show greater than 50 RPM
differential between magnetos. If there is a doubt concerning operation of the ignition system,
RPM checks at higher engine speeds will usually confirm whether a deficiency exists.
An absence of RPM drop may be an indication of faulty grounding of one side of the ignition
system or should be cause for suspicion that the magneto timing is set in advance of the setting
specified.
ALTERNATOR CHECK
Prior to flights where verification of proper alternator and alternator control unit operation is
essential (such as night or instrument flights), a positive verification can be made by loading
the electrical system momentarily (3 to 5 seconds) with the landing light, or by operating the
wing flaps during the engine runup (1700 RPM). The ammeter will remain within a needle
width of its initial position if the alternator and alternator control unit are operating properly.
TAKEOFF
POWER CHECK
Page 4-11
It is important to check full-throttle engine operation early in the takeoff run. Any sign of
rough engine operation or sluggish engine acceleration is good cause for discontinuing the
takeoff. If this occurs, you are justified in making a thorough full-throttle static runup before
another takeoff is attempted. The engine should run smoothly and turn approximately 2280 to
2380 RPM with carburetor heat off and mixture leaned to maximum RPM.
Full throttle runups over loose gravel are especially harmful to propeller tips. When takeoffs
must be made over a gravel surface, it is very important that the throttle be advanced slowly.
This allows the airplane to start rolling before high RPM is developed, and the gravel will be
blown back of the propeller rather than pulled into it. When unavoidable small dents appear in
the propeller blades, they should be immediately corrected as described in Section 8 under
Propeller Care.
Prior to takeoff from fields above 3000 feet elevation, the mixture should be leaned to .give
maximum RPM in a full-throttle, static runup.
After full throttle is applied, adjust the throttle friction lock clockwise to prevent the throttle
from creeping back from a maximum power position. Similar friction lock adjustment should
be made as required in other flight conditions to maintain a fixed throttle setting.
WING FLAP SETTINGS
Normal takeoffs are accomplished with wing flaps 0°- 10°. Using 10° wing flaps reduces the
total distance over an obstacle by approximately 10%. Flap deflections greater than 101 are
not approved for takeoff. If 10° wing flaps are used for takeoff, they should be left down until
all obstacles are cleared and a safe flap retraction speed of 60 KIAS is reached.
On a short field, 10° wing flaps and an obstacle clearance speed of 54 KIAS should be used.
This speed provides the best overall climb speed to clear obstacles when taking into account
turbulence often found near ground level.
Soft or rough field takeoffs are performed with 10° wing flaps by lifting the airplane off the
ground as soon as practical in a slightly tail-low attitude. If no obstacles are ahead, the
airplane should be leveled off immediately to accelerate to a higher climb speed.
CROSSWIND TAKEOFF
Takeoffs into strong crosswinds normally are performed with the minimum flap setting
necessary for the field length, to minimize the drift angle immediately after takeoff. With the
ailerons partially deflected into the wind, the airplane is accelerated to a speed slightly higher
than normal, and then pulled off abruptly to prevent possible settling back to the runway while
drifting. When clear of the ground, make a coordinated turn into the wind to correct for drift.
ENROUTE CLIMB
Page 4-12

Normal climbs are performed with flaps up and full throttle and at speeds 5 to 10 knots higher
than best rate-of-climb speeds for the best combination of performance, visibility and engine
cooling. The mixture should be full rich below 3000 feet and may be leaned above 3000 feet
for smoother operation or to obtain maximum RPM. For maximum rate of climb, use the best
rate-of-climb speeds shown in the Rate Of Climb chart in Section 5. If an obstruction dictates
the use of a steep climb angle, the best angle-of-climb speed should be used with flaps up and
maximum power. Climbs at speeds lower than the best rate-of-climb speed should be of short
duration to improve engine cooling.
CRUISE
Normal cruising is performed between 55% and 75% power. The engine RPM and
corresponding fuel consumption for various altitudes can be determined by using your Cessna
Power Computer or the data in Section 5.
NOTE
Cruising should be done at 65% to 75% power until a total of 50 hours has accumulated or oil
consumption has stabilized. This is to ensure proper seating of the rings and is applicable to
new engines, and engines in service following cylinder replacement or top overhaul of one or
more cylinders.
The data in Section 5 shows the increased range and improved fuel economy that is obtainable
when operating at lower power settings. The use of lower power settings and the selection of
cruise altitude on the basis of the most favorable wind conditions are significant factors that
should be considered on every trip to reduce fuel consumption.
75 % POWER 65 % POWER 55 % POWER
Altitude KTAS NMPG KTAS NMPG KTAS NMPG
Sea level 100 16.4 94 17.8 87 19.3
4000 feet 103 17.0 97 18.4 89 19.8
8000 feet 107 17.6 100 18.9 91 20.4
Standard Conditions Zero Wind
Figure 4-3. Cruise Performance Table
The Cruise Performance Table, figure 4-3, shows the true airspeed and nautical miles per
gallon during cruise for various altitudes and percent powers. This table should be used as a
guide, along with the available winds aloft information, to determine the most favorable
altitude and power setting for a given trip.
To achieve the recommended lean mixture fuel consumption figures shown in Section 5, the
mixture should be leaned until engine RPM peaks and drops 25-50 RPM. At lower powers it
may be necessary to enrich the mixture slightly to obtain smooth operation.
Page 4-13
Carburetor ice, as evidenced by an unexplained drop in RPM, can be removed by application
of full carburetor heat. Upon regaining the original RPM (with heat off), use the minimum
amount of heat (by trial and error) to prevent ice from forming. Since the heated air causes a
richer mixture, readjust the mixture setting when carburetor heat is to be used continuously in
cruise flight.
The use of full carburetor heat is recommended during flight in very heavy rain to avoid the
possibility of engine stoppage due to excessive water ingestion. The mixture setting should be
readjusted for smoothest operation.
FUEL SAVINGS PROCEDURES FOR FLIGHT TRAINING OPERATIONS
For best fuel economy during flight training operations, the following procedures are
recommended.
1. Use 55% to 60% power while transitioning to and from the practice area (approximately
2200-2250 RPM).
2. Lean the mixture for maximum RPM during climbs above 3000 feet. The mixture may
be left leaned for practicing such maneuvers as stalls.
3. Lean the mixture for maximum RPM during all operations at any altitude, including those
below 3000 feet, when using 75% or less power.
NOTE
When cruising at 75% or less power, the mixture may be further leaned until the RPM peaks
and drops 25-50 RPM. This is especially applicable to cross-country training flights, but may
also be practiced during transition flights to and from the practice area.
Using the above-recommended procedures can provide fuel savings of up to 13% when
compared to typical training operations at a full rich mixture.
STALLS
The stall characteristics are conventional for the flap-up and flaps-down condition. The stall
warning horn produces a steady signal 5 to 10 knots before the actual stall is reached and
remains on until the airplane flight attitude is changed. Stall speeds for various combinations
of flap setting and bank angle are summarized in Section 5,
SPINS
Intentional spins are approved in this airplane (see Section 2). Before attempting to perform
spins, however, several items should be carefully considered to assure a safe flight. No spins
should be attempted without first having received dual instruction in both spin entries and spin
recoveries from a qualified instructor who is familiar with the spin characteristics of the
Cessna 152.
Page 4-14
The cabin should be clean and all loose equipment (including the microphone) should be
stowed. For a solo flight in which spins will be conducted, the copilot's seat belt and shoulder
harness should be secured. Spins with baggage loadings or occupied child's seat are not
approved.
The seat belts and shoulder harnesses should be adjusted to provide proper restraint during all
anticipated flight conditions. However, care should be taken to ensure that the pilot can easily
reach the flight controls and produce maximum control travels.
It is recommended that, where feasible, entries be accomplished at high enough altitude that
recoveries are completed 4000 feet or more above ground level. At least 1000 feet of altitude
loss should be allowed for a 1-turn spin and recovery, while a 6-turn spin and recovery may
require somewhat more than twice that amount. For example, the recommended entry altitude
for a 6-turn spin would be 6000 feet above ground level. In any case, entries should be
planned so that recoveries are completed well above the minimum 1500 feet above ground
level required by FAR 91.71. Another reason for using high altitudes for practicing spins is
that a greater field of view is provided which will assist in, maintaining pilot orientation.
The normal entry is made from a power-off stall. As the stall is approached, the elevator
control should be smoothly pulled to the full aft position. Just prior to reaching the stall
"break", rudder control in the desired direction of the spin rotation should be applied so that
full rudder deflection is reached almost simultaneously with reaching full aft elevator. A
slightly greater rate of deceleration than for normal stall entries or the use of partial power at
the entry will assure more consistent and positive entries to the spin. Both elevator and rudder
controls should be held full with the spin until the spin recovery is initiated. An inadvertent
relaxation of either of these controls could result in the development of a nose-down spiral.
NOTE
Careful attention should be taken to assure that the aileron control is neutral during all phases
of the spin since any aileron deflection in the direction of the spin may alter the spin
characteristics by increasing the rotation rate and changing the pitch attitude.
For the purpose of training in spins and spin recoveries, a I to 2-turn spin is adequate and
should be used. Up to 2 turns, the spin will progress to a fairly rapid rate of rotation and a
steep attitude. Application of recovery controls will produce prompt recoveries of from 1/4 to
1/2 of a turn.
If the spin is continued beyond the 2 to 3-turn range, some change in character of the spin may
be noted. Rotation rates may vary and some additional sideslip may be felt. Normal
recoveries from such extended spins may take up to a full turn or more.
Regardless of how many turns the spin is held or how it is entered, the following recovery
technique should be used:
1. VERIFY THAT AILERONS ARE NEUTRAL AND THROTTLE IS IN IDLE
POSITION.
Page 4-15
2. APPLY AND HOLD FULL RUDDER OPPOSITE TO THE DIRECTION OF
ROTATION.
3. JUST AFTER THE RUDDER REACHES THE STOP, MOVE THE CONTROL
WHEEL BRISKLY FORWARD FAR ENOUGH TO BREAK THE STALL. Full down
elevator may be required at aft center of gravity loadings to assure optimum recoveries.
4. HOLD THESE CONTROL INPUTS UNTIL ROTATION STOPS. Premature relaxation
of the control inputs may extend the recovery.
5. AS ROTATION STOPS, NEUTRALIZE RUDDER, AND MAKE A SMOOTH
RECOVERY FROM THE RESULTING DIVE.
NOTE
If disorientation precludes a visual determination of the direction of rotation, the symbolic
airplane in the turn coordinator may be referred to for this information.
Variations in basic airplane rigging or in weight and balance due to installed equipment or
cockpit occupancy can cause differences in behavior, particularly in extended spins. These
differences are normal and will result in variations in the spin characteristics and in the
recovery lengths for spins of more than 3 turns. However, the above recovery procedure
should always be used and will result in the most expeditious recovery from any spin.
Intentional spins with flaps extended are prohibited, since the high speeds which may occur
during recovery are potentially damaging to the flap/wing structure.
LANDING
Normal landing approaches can be made with power-on or power-off at speeds of 60 to 70
KIAS with flaps up, and 55 to 65 KIAS with flaps down. Surface winds and air turbulence are
usually the primary factors in determining the most comfortable approach speeds.
Actual touchdown should be made with power-off and on the main wheels first. The nose
wheel should be lowered smoothly to the runway as speed is diminished.
SHORT FIELD LANDING
For a short field landing in smooth air conditions, make an approach at 54 KIAS with 301
flaps using enough power to control the glide path. After all approach obstacles are cleared,
progressively reduce power and maintain 54 KIAS by lowering the nose of the airplane.
Touchdown should be made with power-off and on the main wheels first. Immediately after
touchdown, lower the nose wheel and apply heavy braking as required. For maximum brake
effectiveness, retract the flaps, hold full nose-up elevator, and apply maximum brake pressure
without sliding the tires.
Slightly higher approach speeds should be used under turbulent air conditions.
CROSSWIND LANDING Page 4-16
When landing in a strong crosswind, use the minimum flap setting required for the field
length. Use a wing low, crab, or a combination method of drift correction and land in a nearly
level attitude.
BALKED LANDING
In a balked landing (go-around) climb, the wing flap setting should be reduced to 200
immediately after full power is applied. Upon reaching a safe airspeed, the flaps should be
slowly retracted to the full up position.
COLD WEATHER OPERATION
Prior to starting with temperatures below freezing, it is advisable to pull the propeller through
several times by hand to "break loose" or "limber" the oil, thus conserving battery energy.
NOTE
When pulling the propeller through by hand, treat it as if the ignition switch is turned on. A
loose or broken ground wire on either magneto could cause the engine to fire.
Preheat is generally required with outside air temperatures below -18'C (OIF) and is
recommended when temperatures are below -7'C (20'F)
Cold weather starting procedures are as follows:
With Preheat.
1. Ignition Switch -- OFF.
2. Throttle -- CLOSED.
3. Mixture -- IDLE CUT-OFF.
4. Parking Brake -- SET.
5. Propeller -- PULL through by hand several revolutions.
NOTE
Caution should be used to ensure the brakes are set or a qualified person is at the controls.
6. Mixture RICH.
7. Throttle OPEN 1/2 to 3/4 INCH.
8. Prime -- 2 to 4 STROKES depending on temperature.
9. Primer -- RECHARGE for priming after engine start.
10. Propeller Area -- CLEAR.
11. Master Switch -- ON.
12. Ignition Switch -- START (release when engine starts).
13. Prime -- AS REQUIRED until the engine runs smoothly-
14. Throttle -- ADJUST for 1200 to 1500 RPM for approximately one minute after which the
RPM can be lowered to 1000 or less.
15. Oil Pressure -- CHECK.
16. Primer -- LOCK.
Page 4-17
Without Preheat:
The procedure for starting without preheat is the same as with preheat except the engine
should be primed an additional three strokes just prior to pulling the propeller through by
hand. Carburetor heat should be applied after the engine starts. Leave the carburetor heat on
until the engine run., smoothly.
NOTE
If the engine fires but does not start or continue running, repeat the above starting procedure
beginning with step 6. If the engine does not start during the first few attempts, or if engine
firing diminishes in strength, it is possible that the spark plugs have been frosted over, in
which case preheat must be used before another start is attempted.
NOTE
During cold weather operations, no indication will be apparent on the oil temperature gage
prior to takeoff if outside air temperatures are very cold. After a suitable warm-up period (2 to
5 minutes at 1000 RPM), accelerate the engine several times to higher engine RPM. If the
engine accelerates smoothly and oil pressure remains normal and steady, the airplane is ready
for takeoff
When operating in temperatures below -18°C, avoid using partial carburetor heat. Partial heat
may increase the carburetor air temperature to the 0°C to 21°C range, where icing is critical
under certain atmospheric conditions.
NOISE ABATEMENT
Increased emphasis on improving the quality of our environment requires renewed effort on
the part of all pilots to minimize the effect of airplane noise on the public.
We, as pilots, can demonstrate our concern for environmental improvement, by application of
the following suggested procedures, and thereby tend to build public support for aviation:
1. Pilots operating aircraft under VFR over outdoor assemblies of persons, recreational and
park areas, and other noise-sensitive areas should make every effort to fly not less than 2000
feet above the surface, weather permitting, even though flight at a lower level may be
consistent with the provisions of government regulations.
2. During departure from or approach to an airport, climb after takeoff and descent for
landing should be made so as to avoid prolonged flight at low altitude near noise-sensitive
areas.
NOTE
The above recommended procedures do not apply where they would conflict with Air Traffic
Control clearances or instructions, or where, in the pilot's judgment, an altitude of less than
2000 feet is necessary for him to adequately exercise his duty to see and avoid other aircraft.
Page 4-18
The certificated noise level for the Model 152 at 1670 pounds maximum weight is 64.8 dB(A).
No determination has been made by the Federal Aviation Administration that the noise levels
of this airplane are or should be acceptable or unacceptable for operation at, into, or out of,
any airport
Page 4-19
SECTION 5 PERFORMANCE
TABLE OF CONTENTS
Introduction .......................................................................................................... 5-2
Use of Performance Charts................................................................................... 5-2
Sample Problem.................................................................................................... 5-2
Takeoff..................................................................................................................5-2
Cruise.................................................................................................................... 5-3
Fuel Required .......................................................................................................5-4
Landing.................................................................................................................5-5
Demonstrated Operating Temperature.................................................................. 5-5
Figure 5-1, Airspeed Calibration .......................................................................... 5-5
Figure 5-2, Temperature Conversion Chart... ....................................................... 5-6
Figure 5-3, Stall Speeds........................................................................................ 5-7
Figure 5-4, Takeoff Distance................................................................................ 5-9
Figure 5-5, Rate Of Climb – Maximum.............................................................. 5-10
Figure 5-6, Time, Fuel, And Distance To Climb . .............................................. 5-12
Figure 5-7, Cruise Performance..........................................................................5-12
Figure 5-8, Range Profile –( 24.5 Gallons)......................................................... 5-14
Figure 5-9, Endurance Profile – (24.5 Gallons )................................................ 5-15
Figure 5-10, Landing Distance ........................................................................... 5-16
Figure 5-11, Standard Temperature .................................................................... 5-17
Page 5-1

INTRODUCTION
Performance data charts on the following pages are presented so that you may know
what to expect from the airplane under various conditions, and also, to facilitate the
planning of flights in detail and with reasonable accuracy. The data in the charts has
been computed from actual flight tests with the airplane and engine in good
condition and using average piloting techniques.
It should be noted that the performance information presented in the range and endurance
profile charts allows for 45 minutes reserve fuel based on 45% power. Fuel flow data for
cruise is based on the recommended lean mixture setting. Some indeterminate variables such
as mixture leaning technique, fuel metering characteristics, engine and propeller condition,
and air turbulence may account for variations of 10% or more in range and endurance.
Therefore, it is important to utilize all available information to estimate the fuel required for
the particular flight.
USE OF PERFORMANCE CHARTS
Performance data is presented in tabular or graphical form to illustrate the effect of different
variables. Sufficiently detailed information is provided in the tables so that conservative
values can be selected and used to determine the particular performance figure with reasonable
accuracy.
SAMPLE PROBLEM
The following sample flight problem utilizes information from the various charts to determine
the predicted performance data for a typical flight. The following information is known:
AIRPLANE CONFIGURATION
Takeoff weight 1610 Pounds
Usable fuel 24.5 Gallons
TAKEOFF CONDITIONS
Field pressure altitude 1500 Feet
Temperature 28'C (16'C above standard)
Wind component along runway 12 Knot Headwind
Field length 3500 Feet
CRUISE CONDITIONS
Total distance 320 Nautical Miles
Pressure altitude 5500 Feet
Temperature 20'C (16'C above standard)
Expected wind enroute 10 Knot Headwind
LANDING CONDITIONS
Field pressure altitude 2000 Feet
Temperature 250C
Field length 3000 Feet
Page 5-2
TAKEOFF
The takeoff distance chart, figure 5-4, should be consulted, keeping in mind that the distances
shown are based on the short field technique. Conservative distances can be established by
reading the chart at the next higher value of altitude and temperature. For example, in this
particular sample problem, the takeoff distance information presented for a pressure altitude of
2000 feet and a temperature of 30'C should be used and results in the following:
Ground roll 980 Feet
Total distance to clear a 50-foot obstacle 1820 Feet
These distances are well within the available takeoff field length. However, a correction for
the effect of wind may be made based on Note 3 of the takeoff chart. The correction for a 12
knot headwind is:
(12 Knots/9 Knots) X .10% = 13% Decrease
This results in the following distances, corrected for wind:
Ground roll, zero wind 980
Decrease in ground roll (980 feet x 13%) 127
Corrected ground roll 853 Feet
Total distance to clear a 50-foot obstacle, zero wind 1820
Decrease in total distance (1820 feet x 13%) 237
Corrected total distance to clear 50-foot obstacle 1583 Feet
CRUISE
The cruising altitude should be selected based on a consideration of trip length, winds aloft,
and the airplane's performance. A typical cruising altitude and the expected wind enroute
have been given for this sample problem. However, the power setting selection for cruise
must be determined based on several considerations. These include the cruise performance
characteristics presented in figure 5-7, the range profile chart presented in figure 5-8. and the
endurance profile chart presented in figure 5-9.
The relationship between power and range is illustrated by the range profile chart.
Considerable fuel savings and longer range result when lower power settings are used.
The range profile chart indicates that use of 65% power at 5500 feet yields a predicted range
of 375 nautical miles under no wind conditions. The endurance profile chart, figure 5-9,
shows a corresponding 3.9 hours.
The range figure of 375 nautical miles is corrected to account for the expected 1.0 knot
headwind at 5500 feet.
Range, zero wind 375
Decrease in range due to wind
(3.9 hours x 10 knot headwind) 39
Corrected range 336 Nautical Miles
Page 5-3

This indicates that the trip can be made without a fuel stop using approximately 65 % power.
The cruise performance chart, figure 5-7, is entered at 6000 feet altitude and 20'C above
standard temperature. These values most nearly correspond to the planned altitude and
expected temperature conditions. The engine speed chosen is 2400 RPM, which results in the
following:
Power 640/c
True airspeed 99 Knots
Cruise fuel flow 5.2 GPH
The power computer may be used to determine power and fuel consumption more accurately
during the flight.
FUEL REQUIRED
The total fuel requirement for the flight may be estimated using the performance information
in figures 5-6 and 5-7. For this sample problem, figure 5-6 shows that a climb from 2000 feet
to 6000 feet requires 1 gallon of fuel. The corresponding distance during the climb is 9
nautical miles. These values are for a standard temperature (as shown on the climb chart' and
are sufficiently accurate for most Right planning purposes. However, a further correction for
the effect of temperature may be made as noted on the climb chart. The approximate effect of
a non-standard temperature is to increase the time, fuel, and distance by 1001o for each IOIC
above standard temperature, due to the lower rate of climb. In this case, assuming a
temperature 160C above standard, the correction would be:
16° C / 10°C = 16% Increase
With this factor included, the fuel estimate would be calculated as follows:
Fuel to climb, standard temperature 1.0 gallon
Increase due to non-standard temperature
(1.0 - 16%) 0.2 gallon
Corrected fuel to climb 1.2 gallon
Using a similar procedure for the distance to climb results in 10 nautical miles.
The resultant cruise distance is:
Total distance 320
Climb distance -10
Cruise distance 310 Nautical Miles
With an expected 10 knot headwind, the ground speed for cruise is predicted to be:
99 – 10 = 89 knots
Therefore, the time required for the cruise portion of the trip is:
Page 5-4
310 Nautical Miles / 89 Knots = 3.5 Hours
The fuel required for cruise is:
3.5 hours x 5.2 gallons/hour = 18.2 Gallons
The total estimated fuel required is as follows:
Engine start, taxi, and takeoff 0.8
Climb 1.2
Cruise 18.2
Total fuel required20.2 Gallons
This will leave a fuel reserve of: 24.5
-20.2
4.3 Gallons
Once the flight is underway, ground speed checks will provide a more accurate basis for
estimating the time enroute and the corresponding fuel required to complete the trip with
ample reserve.
LANDING
A procedure similar to takeoff should be used for estimating the landing distance at the
destination airport. Figure 5-10 presents landing distances for various airport altitude and
temperature combinations using the short field technique. The distances corresponding to
2000 feet and 30°C are as follows:
Ground roll 535 Feet
Total distance to clear a 50-foot obstacle 1300 Feet
A correction for the effect of wind may be made based on Note 2 of the landing chart using
the same procedure as outlined for takeoff.
DEMONSTRATED OPERATING TEMPERATURE
Satisfactory engine cooling has been demonstrated for this airplane with an outside air
temperature 23'C above standard. This is not to be considered as an operating limitation.
Reference should be made to Section 2 for engine operating limitations.
Page 5--5

AIRSPEED CALIBRATION
CONDITIONS:
Power required for level flight or maximum rated RPM dive.
KIAS 40 50 60 70 80 90 100 110 120 130 140
Flaps Up KCAS 46 53 60 69 78 88 97 107 117 127 136
Flaps 10° JCAS 44 52 61 70 80 84
Flaps 30° JCAS 43 51 61 71 82 87
Figure 5-1. Airspeed Calibration
TEMPERATURE CONVERSION CHART
Figure 5-2 Temperature Conversion Chart
Page 5-6
STALL SPEEDS
Conditions:
Power Off
Notes:
Altitude loss during a stall recovery may be as much as 160 feet
KIAS values are approximate and are base on airspeed calibration data with power off.
MOST REARWARD CENTER OF GRAVITY
ANGLE OF BANK
Gross
Weight Flap Setting 0º 30º 45º 60º
KIAS KCAS KIAS KCAS KIAS KCAS KIAS KCAS
UP 36 46 39 49 43 55 51 65
10º 36 43 39 46 43 51 51 61
1670
lbs.
30º 31 41 33 44 37 49 44 58
MOST FORWARD CENTER OF GRAVITY
ANGLE OF BANK
Gross
Weight Flap Setting 0º 30º 45º 60º
KIAS KCAS KIAS KCAS KIAS KCAS KIAS KCAS
UP 40 48 43 52 48 57 57 68
10º 40 46 43 49 48 55 57 65
1670
lbs.
30º 35 43 38 46 42 51 49 51
Figure 5-3 Stall Speeds
Page 5-7

TAKE – OFF DISTANCE
SHORT FIELD
CONDITIONS:
Flaps 10º
Full Throttle Prior to Brake Release
Paved, Level Dry Runway
Zero Wind
Notes:
1. Short Field technique as specified in Section 4
2. Prior to takeoff from fields above 3,000' elevation, the mixture should be leaned to give maximum RPM at full throttle, static runup
3. Decrease distances 10% for each 9 knots of headwind. For operation with tailwinds up to 10 knots, increase distances by 10% for each 2 knots
4. For operation on a dry grass runway, increase distances by 15% of the "ground roll" figure.
0°C 10°C 20°C 30°C 40°C
WT
LBS Takeoff
Speed
KIAS
Lift
off at
50'
Press
Alt Ft
GRND
RUN
TO
CLEAR
50’
OBS.
GRND
RUN
TO
CLEAR
50’
OBS.
GRND
RUN
TO
CLEAR
50’
OBS.
GRND
RUN
TO
CLEAR
50’
OBS.
GRND
RUN
TO
CLEAR
50’
OBS.
1670 50 64 S.L.
1000
2000
3000
4000
5000
6000
7000
8000
640
705
775
885
940
1040
1145
1270
1405
1190
1310
1445
1600
1775
1970
2200
2470
2800
695
765
840
925
1020
1125
1245
1375
1525
1290
1420
1565
1730
1920
2140
2395
2705
3080
755
825
910
1000
1100
1215
1345
1490
1655
1390
1530
1690
1870
2080
2320
2610
2960
3395
810
890
980
1080
1190
1315
1455
1615
1795
1495
1645
1820
2020
2250
2525
2855
3255
3765
875
960
1055
1165
1285
1420
1570
1745
1940
1605
1770
1960
2185
2440
2750
3125
3590
4195
Figure 5-4 Takeoff Distance
Page 5-8

RATE OF CLIMB DATA
MAXIMUM
Conditions:
Flaps Up
Full Throttle
NOTE:
Mixture Leaned above 3000 for maximum RPM
RATE OF CLIMB FPMWT
LBS PRESS
ALT FT CLIMB
SPEED
KIAS -20°F 0°F 20°F 40°F
1670
S.L.
2,000
4,000
6,000
8,000
10,000
12,000
67
66
65
63
62
61
60
835
735
635
535
440
340
245
765
670
570
475
380
285
190
700
600
505
415
320
230
135
630
535
445
355
265
175
85
Figure 5-5 Rate of Climb
Page 5-9
TIME FUEL AND DISTANCE TO CLIMB
Conditions
Flaps Up
Full Throttle
Standard Temperature
NOTES:
1. Add .08 gallon of fuel for engine start, taxi, and takeoff allowance
2. Mixture leaned above 3,000 ft for maximum RPM
3. Increase time, fuel and distance by 10% for each 10 degrees above standard temperature
4. Distances shown are based on zero wind
FR
O
WT LBS PRESSURE
ALTITUDE
FT
TEMPE ºC CLIMB SPEED
KIAS RATE OF
CLIMB FPM TIME MIN
F
G
1670 S.L.
1000
2000
3000
4000
5000
6000
7000
8000
9000
10000
11000
12000
15
13
11
9
7
5
3
1
-1
-3
-5
-7
-9
67
66
66
65
65
64
63
63
62
62
61
61
60
715
675
630
590
550
505
465
425
380
340
300
255
215
0
1
3
5
6
8
10
13
15
18
21
25
29
Figure 5-6 Time, Fuel, and Distance to Climb
Page 5-10

CRUISE PERFORMANCE
20°C BELOW
STANDARD TEMP STANDARD TEMP 20°C
ABOVE STANDARD
TEMP
PRESSURE
ALTITUDE
FT RPM % bhp KTAS GPH % bhp KTAS GPH % bhp KTAS GPH
2000
4000
6000
8000
10000
12000
2400
2300
2200
2100
2000
2450
2400
2300
2200
2100
2000
2500
2400
2300
2200
2100
2000
2550
2500
2400
2300
2200
2100
2500
2400
2300
2200
2100
2450
2400
2300
2200
2100
---
71
62
55
49
---
76
67
60
53
48
--
72
64
57
51
46
--
76
68
61
55
49
72
65
58
53
48
65
62
56
51
47
--
97
92
87
81
--
102
96
91
86
81
--
101
96
90
85
80
--
105
100
95
90
84
105
99
94
89
83
101
99
93
88
82
--
5..7
5.1
4.5
4.1
--
6.1
5.4
4.8
4.4
3.9
--
5.8
5.2
4.6
4.2
3.8
--
6.2
5.5
5.0
4.5
4.1
5.8
5.3
4.7
4.3
4.0
5.3
5.0
4.6
4.2
3.9
75
66
59
53
47
75
71
63
56
51
46
75
67
60
554
49
45
75
71
64
58
52
48
68
61
56
51
46
62
59
54
49
45
101
96
91
86
80
103
101
95
90
85
80
105
100
95
89
84
79
107
104
99
94
89
83
103
98
93
88
82
100
97
92
87
81
6.1
5.4
4.8
4.3
3.9
6.1
5.7
5.1
4.6
4.2
3.8
6.1
5.4
4.9
4.4
4.0
3.7
6.1
5.8
5.2
4.7
4.3
3.9
5.5
5.0
4.5
4.2
3.9
5.0
4.8
4.4
4.1
3.8
70
63
56
51
46
70
67
60
54
49
45
71
64
57
52
48
44
71
67
61
55
51
46
64
58
53
49
45
59
56
52
48
44
101
95
90
85
79
102
100
95
89
84
79
104
99
94
88
83
77
106
103
98
93
87
82
103
97
92
86
81
99
96
91
85
79
5.7
5.1
4.6
4.2
3.8
5.7
5.4
4.9
4.4
4.0
3.7
5.7
5.2
4.7
4.3
3.9
3.6
5.7
5.4
4.9
4.5
4.2
3.8
5.2
4.8
4.4
4.0
3.8
4.8
4.6
4.3
4.0
3.7
Figure 5-7 Cruise Performance
Page 5-11

RANGE PROFILE
45 MINUTES RESERVE
24.5 GALLONS USABLE FUEL
Conditions
1670 Pounds
Recommended Lean Mixture for Cruise
Standard Temperature
Zero Wind
NOTES:
1. This chart allows for the fuel used for engine start, taxi, takeoff, and climb, and distance
during climb as shown in figure 5-6
2. Reserve fuel is based on 45 minutes at 45% BHP and is 2.8 gallons
3. Performance is shown for an airplane equipped with speed fairings which increases the
cruise speeds by approximately two knots.
KTAS Sea Level 4,000 ft 8.000 ft 12,000 ft.
75 % power 100 103 107 102 *
65% power 94 97 100 102 *
55% power 87 89 91 94
45% power 77 78 79 80
* Full Throttle Figure 5-8 Range Profile
Page 5-12
ENDURANCE PROFILE
45 MINUTES RESERVE
24.5 GALLONS USABLE FUEL
Conditions
1670 Pounds
Recommended Lean Mixture for Cruise
Standard Temperature
NOTES:
1. This chart allows for the fuel used for engine start, taxi, takeoff, and climb, and distance
during climb as shown in figure 5-6
2. Reserve fuel is based on 45 minutes at 45% BHP and is 2.8 gallons
Figure 5-9 Endurance Profile
Page 5-13

LANDING DISTANCE
Conditions
Flaps 30º
Power Off
Maximum Braking
Paved, Level, Dry Runway
Zero Wind
NOTES:
1. Short field technique as specified in Section 4
2. Decrease distances 10% for each 9 knots headwind. For operation with tailwinds up to 10 knots, increase distances by 10% for each 2 knots
3. For operation on a dry, grass runway, increase distances by 45% of the "ground roll" figure/
0°C 10°C 20°C 30°C 40°C
WT
LBS Speed
at 50'
KIAS
Press
Alt Ft
GRND
RUN
TO
CLEAR
50’
OBS.
GRND
RUN
TO
CLEAR
50’
OBS.
GRND
RUN
TO
CLEAR
50’
OBS.
GRND
RUN
TO
CLEAR
50’
OBS.
GRND
RUN
TO
CLEAR
50’
OBS.
1670 54 S.L.
1000
2000
3000
4000
5000
6000
7000
8000
450
465
486
500
520
540
560
585
605
1160
1185
1215
1240
1275
1305
1340
1375
1410
465
486
500
520
540
560
580
605
630
1187
1215
1240
1275
1305
1335
1370
1410
1450
485
500
520
540
560
580
605
625
650
1215
1240
1270
1305
1335
1370
1410
1441
1480
500
520
535
560
580
600
625
660
675
1240
1270
1300
1335
1370
1400
1440
1480
1520
515
535
555
575
600
620
645
670
695
1265
1295
1330
1360
1400
1435
1475
1515
1555
Figure 5-10 Landing distance
Page 5-14

Page 6- 1
Standard Temperature Chart
(added)
Altitude Temp (C) Temp (F)
Sea Level 15 59
1,000 13 55.5
2,000 11 52
3,000 9 48.5
4,000 7 45
5,000 5 41.5
6,000 3 38
7,000 1 34.5
8,000 -1 31
9,000 -3 27.5
10,000 -5 24
11,000 -7 20.5
12,000 -9 17
13,000 -11 13.5
14,000 -13 10
15,000 -15 6.5
16,000 -17 3
17,000 -19 -0.5
18,000 -21 -4
19,000 -23 -7.5
20,000 -25 -11
Figure 5-11 - Standard Temperature
Page 5-15
SECTION 6
WEIGHT & BALANCE / EQUIPMENT LIST
TABLE OF CONTENTS
Introduction .......................................................................................................... 6-2
Airplane Weighing Procedures.............................................................................6-2
Weight and Balance.............................................................................................. 6-4
Page 6-1

Page 6- 2
INTRODUCTION
This section describes the procedure for establishing the basic empty weight and moment
of the airplane. Sample forms are provided for reference. Procedures for calculating the
weight and moment for various operations are also provided.
It should be noted that specific information regarding the weight, arm, moment and
installed equipment list for this airplane can only be found in the appropriate weight and
balance records carried in the airplane.
It is the responsibility of the pilot to ensure that the airplane is loaded properly.
AIRPLANE WEIGHING PROCEDURES
1. Preparation:
a. Inflate tires to recommended operating pressures.
b. Remove the fuel tank sump quick-drain fittings and fuel line drain plug to
drain all fuel.
c. Remove oil sump drain plug to drain all oil.
d. Move sliding seats to the most forward position.
e. Raise flaps to the fully retracted position.
f. Place all control surfaces in neutral position.
2. Leveling:
a. Place scales under each wheel (500# minimum capacity for scales).
b. Deflate nose tire and/ or lower or raise the nose strut to center bubble on
level (see figure 6-1).
3. Weighing:
a. With the airplane level and brakes released, record the weight shown on
each scale. Deduct the tare, if any, from each reading.
4. Measuring:
a. Obtain measurement A by measuring horizontally (along the airplane center
line) from a line stretched between the main wheel centers to a plumb bob
dropped from the firewall.
b. Obtain measurement B by measuring horizontally and parallel to the
airplane center line, from center of nose wheel axle, left side, to a plumb bob
dropped from the line between the main wheel centers. Repeat on right side
and average the measurements.
5. Using weights from item 3 and measurements from item 4, the airplane weight
and C.G. can be determined.
5. Basic Empty Weight may be determined by completing figure 6-1.
Page 6-2
Scale Position Scale Reading Tare Symbol Net Weight
Left Wheel L
Right Wheel R
Nose Wheel N
Sum of Weights, (as weighted) W
( N ) X ( B ) ( ) X ( )
X=ARM=A- ( w ) = ( ) - ( ) = ( ) IN.
Item Weight (Lbs) X C.G. Arm (in.) = Moment/1000 Lb - in.
Airplsne Weight (From Iem 5, Page
6-3 -14.7Add Oil:
No Oil Fliter (6 Qts @ 7.5 lb/gal)
W\ Oil Fliter (7 qts @ 7.5 lb/gal) -14.7
40.0Add Unusable Fuel:
Std Tanks (1.5 Gal at 6 lb\gal)
L. R Tanks (1.5 Gal at 6 lb\gal) 40.0
Equipment Changes
Airplane Basic Empty Weight
Figure 6-1 Sample Ariplane Weighing
Page 6-3

Page 6- 3
WEIGHT AND BALANCE
The following information will enable you to operate your Cessna within the prescribed
weight and center of gravity limitations. To figure weight and balance, use the Sample
Problem, Loading Graph, and Center of Gravity Moment Envelope as follows-
Take the basic empty weight and moment from appropriate weight and balance records
carried in your airplane, and enter them in the column titled YOUR AIRPLANE on the
Sample Loading Problem.
NOTE
In addition to the basic empty weight and moment noted on these records, the C.G. arm
(fuselage station) is also shown, but need not be used on the Sample Loading Problem. The
moment which is shown must be divided by 1000 and this value used as the moment/ 1000 on
the loading problem.
Use the Loading Graph to determine the moment/ 1000 for each additional item to be carried;
then list these on the loading problem.
NOTE
Loading Graph information for the pilot, passengers and baggage is based on seats positioned
for average occupants and baggage loaded in the center of the baggage areas as shown on the
Loading Arrangements diagram. For loadings which may differ from these, the Sample
Loading Problem lists fuselage stations for these items to indicate their forward and aft C.G.
range limitation (seat travel and baggage area limitation). Additional moment calculations,
based on the actual weight and C.G. arm (fuselage station) of the item being loaded, must be
made if the position of the load is different from that shown on the Loading Graph.
Total the weights and moments/ 1000 and plot these values on the Center of Gravity Moment
Envelope to determine whether the point falls within the envelope, and if the loading is
acceptable.
Page 6-4 Page 6-5

Page 6- 4
Page 6-6

Page 6- 5
SAMPLE AIRPLANE YOUR AIRPLANE
SAMPLE LOADING PROBLEM
WT
(lbs) Moment (lb-in)
/ 1000) WT
(lbs) Moment (lb-in)
/ 1000)
Basic Empty Weight. Use the data pertaining to
your airplane as it is presently equipped. Includes
unusable fuel and full oil)
1136 34.0
Usable Fuel (At 6 lb \ gal
Standard Tanks (24.5 gal maximum 22 -.03
Long Range tanks (37.5 Gal maximum
Reduce Fuel (As limited by maximum weight)
Pilot and Passenger (station 33 to 41 340 13.3
* Baggage Area 1 station 50 - 76, 120 # max 52 3.3
* Baggage Area 2 station 76 - 94, 40 # max
RAMP WEIGHT AND MOMENT 1675 56.8
Fuel allowance for engine start and runup - 5 - 0.2
TAKEOFF WEIGHT AND MOMENT 1670 56.6
Locate this point (1670 at 56.6) on the Center of Gravity envelope chart and since this falls within the envelope, the loading is acceptable.
• The maximum allowable combined weight capacity for baggage areas 1 and 2 is 210 pounds
Figure 6-6 Sample Loading Problem
Page 6-7

Page 6- 6
Figure 6-7 Loading Graph
Page 6-8
Figure 6-8 Center of Gravity Moment Envelope
Page 6-9

Figure 6-9 Center of Gravity Limits
Page 6-10
SECTION 7
Airplane and Systems Descriptions
TABLE OF CONTENTS
Introduction .......................................................................................................... 7-3
Airframe................................................................................................................ 7-3
Flight Controls......................................................................................................7-5
Trim System................................................................................................ 7-6
Instrument Panel................................................................................................... 7-8
Ground Control..................................................................................................... 7-9
Wing Flap System .............................................................................................. 7-10
Landing Gear System.......................................................................................... 7-10
Baggage Compartment ....................................................................................... 7-10
Seats .................................................................................................................. 7-10
Seat Belts And Shoulder Harnesses Seat Belts................................................... 7-11
Seat belts................................................................................................... 7-11
Shoulder Harnesses................................................................................... 7-14
Integrated Seat Belt/Shoulder Harnesses With Inertia Reels ....................7-14
Entrance Doors And Cabin Windows.................................................................7-14
Control Locks ..................................................................................................... 7-15
Engine................................................................................................................. 7-15
Engine Controls ........................................................................................ 7-15
Engine Instruments ................................................................................... 7-15
Engine Oil System .................................................................................... 7-15
Ignition-Starter System ............................................................................. 7-16
Air Induction System................................................................................7-16
Exhaust System......................................................................................... 7-16
Carburetor And Priming System............................................................... 7-16
Cooling System......................................................................................... 7-17
Propeller ............................................................................................................. 7-17
Fuel System ........................................................................................................ 7-17
Brake System......................................................................................................7-19
Electrical System ................................................................................................ 7-19
Master Switch ........................................................................................... 7-19
Ammeter ................................................................................................... 7-21
Alternator Control Unit And Low-Voltage Warning Light....................... 7-21
Circuit Breakers And Fuses ...................................................................... 7-21
Ground Service Plug Receptacle............................................................... 7-21
Lighting Systems ................................................................................................ 7-22
Exterior Lighting....................................................................................... 7-22
Interior Lighting........................................................................................ 7-22
Cabin Heating, Ventilating And Defrosting System...........................................7-24
Pitot-Static System And Instruments .................................................................. 7-24
Airspeed Indicator.....................................................................................7-24
Rate-Of-Climb Indicator........................................................................... 7-25
Altimeter................................................................................................... 7-25
Page 7-1
Vacuum System And Instruments ...................................................................... 7-25
Attitude Indicator...................................................................................... 7-25
Directional Indicator................................................................................. 7-25
Suction Gage............................................................................................. 7-26
Stall Warning System......................................................................................... 7-27
Audio Control Panel........................................................................................... 7-28
Transmitter Selector Switch...................................................................... 7-29
Audio Selector Switches........................................................................... 7-30
Automatic Audio Selector Switch ............................................................ 7-30
Speaker Sidetone Volume Control ..................................................................... 7-30
Microphone-Headset Installations...................................................................... 7-31
Static Dischargers............................................................................................... 7-31
Page 7-2
INTRODUCTION
This section provides description and operation of the airplane and its systems. Some
equipment described herein is optional and may not be installed in the airplane.
AIRFRAME
The airplane is an all-metal, two-place, high-wing, single-engine airplane equipped with
tricycle landing gear and designed for general utility purposes.
The construction of the fuselage is a conventional formed sheet metal bulkhead,
stringer, and skin design referred to as semimonocoque. Major items of structure are
the front and rear carry-through spars to which the wings are attached, a bulkhead
and forgings for main landing gear attachment at the base of the rear doorposts, and a
bulkhead with attaching plates at the base of the forward door posts for the lower
attachment of the wing struts. Four engine mount stringers are also attached to the
forward doorposts and extend forward to the firewall.
The externally braced wings, containing the fuel tanks, are constructed of a front and rear spar
with formed sheet metal ribs, doublers, and stringers. The entire structure is covered with
aluminum skin. The front spars are equipped with wing-to-fuselage and wing-to-strut attach
fittings. The aft spars are equipped with wing-to-fuselage attach fittings, and are partial-span
spars. Conventional hinged ailerons and single-slotted flaps are attached to the trailing edge
of the wings. The ailerons are constructed of a forward spar containing balance weights,
formed sheet metal ribs and "V" type corrugated aluminum skin joined together at the trailing
edge. The flaps are constructed basically the same as the ailerons, with the exception of the
balance weights and the addition of a formed sheet metal leading edge section.
The empennage (tail assembly) consists of a conventional vertical stabilizer, rudder, horizontal
stabilizer, and elevator. The vertical stabilizer consists of a spar, formed sheet metal ribs and
reinforcements, a wraparound skin panel, formed leading edge skin and a dorsal. The rudder
is constructed of a formed leading edge skin containing hinge halves, a wraparound skin panel
and ribs, and a formed trailing edge skin with a ground adjustable trim tab at its base. The top
of the rudder incorporates a leading edge extension which contains a balance weight. The
horizontal stabilizer is constructed of a forward spar, main spar, formed sheet metal ribs and
stiffeners, a wrap-around skin panel, and formed leading edge skins. The horizontal stabilizer
also contains the elevator trim tab actuator. Construction of the elevator consists of a main
spar and bellcrank, left and right wrap-around skin panels, and a formed trailing edge skin on
the left half of the elevator; the entire trailing edge of the right half is hinged and forms the
elevator trim tab. The leading edge of both left and right elevator tips incorporate extensions
which contain balance weights.
Page 7-3

Page 7-4
FLIGHT CONTROLS
The airplane's flight control system (see figure 7-1) consists of conventional aileron, rudder,
and elevator control surfaces. The control surfaces are manually operated through mechanical
linkage using a control wheel for the ailerons and elevator, and rudder/brake pedals for the
rudder. Page 7-5

Extensions are available for the rudder/ brake pedals. They consist of a rudder pedal face, two
spacers and two spring clips. To install an extension, place the clip on the bottom of the
extension under the bottom of the rudder pedal and snap the top clip over the top of the rudder
pedal. Check that the extension is firmly in place. To remove the extensions, reverse the
above procedures.
TRIM SYSTEM
A manually operated elevator trim tab is provided. . Elevator trimming is accomplished
through the elevator trim tab by utilizing the vertically mounted trim control wheel. Forward
rotation of the trim wheel will trim nose-down; conversely, aft rotation will trim nose-up.
Page 7-6 Page 7-7

INSTRUMENT PANEL
Page 7-8
The instrument panel (see figure 7-2) is designed to place the primary flight instruments
directly in front of the pilot. The gyro-operated flight instruments are arranged one above the
other, slightly to the left of the control column. To the left of these instruments is the airspeed
indicator, turn coordinator, and suction gage. The clock, altimeter, rate-of-climb indicator,
and navigation instruments are above and/or to the right of the control column. Avionics
equipment is stacked approximately on the centerline of the panel, with space for additional
equipment on the lower right side of the instrument panel. The right side of the panel also
contains the tachometer, ammeter, low-voltage light, and additional instruments such as a
flight hour recorder. The left switch and control panel, under the primary instrument panel,
contains the fuel quantity indicators, cigar lighter, and engine instruments positioned below
the pilot's control wheel. The electrical switches, panel and radio light rheostat knob, ignition
and master switches, primer, and parking brake control are located around these instruments.
The engine controls, wing flap switch, and cabin air and heat control knobs are to the right of
the pilot, at the center of the switch and control panel. Directly below these controls are the
elevator trim control wheel, trim position indicator, microphone, and circuit breakers. A map
compartment is on the extreme right side of the switch and control panel.
For details concerning the instruments, switches, circuit breakers, and controls on this panel,
refer in this section to the description of the systems to which these items are related.
GROUND CONTROL
Effective ground control while taxiing is accomplished through nose wheel steering by using
the rudder pedals; left rudder pedal to steer left and right rudder pedal to steer right. When a
rudder pedal is depressed, a spring-loaded steering bungee (which is connected to the nose
gear and to the rudder bars) will turn the nose wheel through an arc of approximately 8.51
each side of center. By applying either left or right brake, the degree of turn may be increased
up to 301 each side of center.
Page 7-9
Moving the airplane by hand is most easily accomplished by attaching a tow bar to the nose
gear strut. If a tow bar is not available, or pushing is required, use the wing struts as push
points. Do not use the vertical or horizontal surfaces to move the airplane. If the airplane is to
be towed by vehicle, never turn the nose wheel more than 300 either side of center or
structural damage to the nose gear could result.
The minimum turning radius of the airplane, using differential braking and nose wheel
steering during taxi, is approximately 24 feet 8 inches. To obtain a minimum radius turn
during ground handling, the airplane may be rotated around either main landing gear by
pressing down on the tailcone just forward of the vertical stabilizer to raise the nose wheel off
the ground.
WING FLAP SYSTEM
The wing flaps are of the single-slot type (see figure 7-3), and are extended or retracted by
positioning the wing flap switch lever on the instrument panel to the desired flap deflection
position. The switch lever is moved up or down in a slot in the instrument panel that provides
mechanical stops at the 10º and 20º positions. For flap settings greater than 10º, move the
switch lever to the right to clear the stop and position it as desired. A scale and pointer on the
left side of the switch lever indicates flap travel in degrees. The wing flap system circuit is
protected by a 15 ampere circuit breaker, labeled FLAP, on the right side of the instrument
panel.
LANDING GEAR SYSTEM
The landing gear is of the tricycle type with a steerable nose wheel and two main wheels. The
landing gear may be equipped with wheel fairings. Shock absorption is provided by the
tubular spring-steel main landing gear struts and the air/oil nose gear shock strut. Each main
gear wheel is equipped with a hydraulically actuated disc-type brake on the inboard side of
each wheel. When wheel fairings are installed an aerodynamic fairing covers each brake.
BAGGAGE COMPARTMENT
The baggage compartment consists of the area from the back of the pilot and passenger's seats
to the aft cabin bulkhead. Access to the baggage compartment is gained from within the
airplane cabin. A baggage net with six tie-down straps is provided for securing baggage and is
attached by tying the straps to tie-down rings provided in the airplane. When loading the
airplane, children should not be placed or permitted in the baggage compartment, unless a
child's seat is installed, and any material that might be hazardous to the airplane or occupants
should not be placed anywhere in the airplane. For baggage area dimensions, refer to Section
6.
SEATS
The seating arrangement consists of two separate adjustable seats for the pilot and passenger
and, if installed, a child's seat in the rear cabin area. The pilot's and passenger's seats are
available in two designs: four way and six-way adjustable.
Page 7-10
Four-way seats may be moved forward or aft, and the seat back angle changed. To position
either seat, lift the lever under the inboard comer of the seat, slide the seat into position,
release the lever, and check that the seat is locked in place. To adjust the seat back, pull
forward on the knob under the center of the seat and apply pressure to the back. To return the
seat back to the upright position, pull forward on the exposed portion of the seat back frame.
Both seat backs will also fold full forward.
The six-way seats may be moved forward or aft, adjusted for height, and the seat back angle
changed. Position either seat by lifting the tubular handle under the inboard front corner of the
seat bottom and slide the seat to the desired position. Release the lever and check that the seat
is locked in place. To raise or lower the seat, rotate the crank located under the outboard
comer of each seat. Seat back angle is adjustable by rotating a lever on the rear inboard comer
of each seat. To adjust either seat back, rotate the lever aft and apply pressure against the back
until it stops moving; then release the lever. The seat back may be returned to the upright
position by pulling forward on the exposed portion of the lower seat back frame. Check that
the release lever has returned to its vertical position. Both seat backs will fold full forward.
A child's seat is available for installation in the rear of the cabin. The seat back is secured to
the cabin sidewalls, and the seat bottom is attached to brackets on the floor. This seat is non-
adjustable.
SEAT BELTS AND SHOULDER HARNESSES
All seat positions are equipped with seat belts (see figure 7-4). The pilot's and passenger's
seats are also equipped with separate shoulder harnesses. Integrated seat belt/ shoulder
harnesses with inertia reels can be furnished for the pilot's and passenger's seat positions if
desired.
SEAT BELTS
The seat belts used with the pilot's seat, passenger's seat, and the child's seat (if installed) are
attached to fittings on the floorboard. The buckle half of the seat belt is inboard of each seat
and has a fixed length; the link half of the belt is outboard and is the adjustable part of the belt.
Page 7-11

To use the seat belts for the pilot's and passenger's seats, position the seat as desired, and then
lengthen the link half of the belt as needed by grasping the sides of the link and pulling against
the belt. Insert and lock the belt link into the buckle. Tighten the belt to a snug fit by pulling
the free end of the belt. The seat belt for the child's seat (if installed) is used in the same
manner as the belts for the pilot's and passenger's seats. To release the seat belts, grasp the top
of the buckle opposite the link and pull upward.
Page 7-12
SHOULDER HARNESSES
Each shoulder harness is attached to a rear doorpost above the window line and is stowed
behind a stowage sheath above the cabin door. To stow the harness, fold it and place it behind
the sheath. No harness is available for the child's seat.
The shoulder harnesses are used by fastening and adjusting the seat belt first. Then, lengthen
the harness as required by pulling on the connecting link on the end of the harness and the
narrow release strap. Snap the connecting link firmly onto the retaining stud on the seat belt
link half. Then adjust to length. Removing the harness is accomplished by pulling upward on
the narrow release strap and removing the harness connecting link from the stud on the seat
belt link. In an emergency, the shoulder harness may be removed by releasing the seat belt
first and allowing the harness, still attached to the link half of the seat belt, to drop to the side
of the seat.
Adjustment of the shoulder harness is important. A properly adjusted harness will permit the
occupant to lean forward enough to sit completely erect, but prevent excessive forward
movement and contact with objects during sudden deceleration. Also, the pilot will want the
freedom to reach all controls easily.
INTEGRATED SEAT BELT/SHOULDER HARNESSES WITH INERTIA
REELS
Integrated seat belt/ shoulder harnesses with inertia reels are available for the pilot and front
seat passenger. The seat belt/ shoulder harnesses extend from inertia reels located in the
uppercabin sidewall just aft of each cabin door to attach points outboard of the front seats. A
separate seat belt half and buckle is located inboard of the seats. Inertia reels allow complete
freedom of body movement. However, in the event of a sudden deceleration, they will lock
automatically to protect the occupants.
To use the seat belt/ shoulder harness, position the adjustable metal link on the harness at
about shoulder level, pull the link and harness downward, and insert the link in the seat belt
buckle. Adjust belt tension across the lap by pulling upward on the shoulder harness.
Removal is accomplished by releasing the seat belt buckle, which will allow the inertia reel to
pull the harness outboard of the seat.
ENTRANCE DOORS AND CABIN WINDOWS
Entry to, and exit from the airplane is accomplished through either of two entry doors, one on
each side of the cabin (refer to Section 6 for cabin and cabin door dimensions). The doors
incorporate a recessed exterior and interior door handle, a key-operated door lock (left door
only), a door stop mechanism, and an operable window.
To open the doors from outside the airplane, utilize the recessed door handle near the aft edge
of each door. Grasp the forward edge of the handle and pull out. To close or open the doors
from inside the airplane, use the recessed door handle and arm rest. Both cabin doors should
be checked for security prior to flight, and should not be opened intentionally during flight.
NOTE Page 7-13
Accidental opening of a cabin door in flight due to improper closing does not constitute a need
to land the airplane. The best procedure is to set up the plane in a trimmed condition at
approximately 65 KIAS, momentarily shove the door outward slightly, and forcefully close
the door.
Exit from the airplane is accomplished by grasping the forward edge of the door handle and
pulling. To lock the airplane, lock the right cabin door from the inside by lifting up on the
lever near the aft edge of the door, close the left cabin door, and using the ignition key, lock
the door.
Both cabin doors are equipped with operable windows. The windows are held in the closed
position by a detent equipped latch on the lower edge of the window frame. To open either
window, rotate the latch upward. The windows are equipped with a spring-loaded retaining
arm which will help rotate the window outward, and hold it there. If required, the windows
may be opened at any speed up to 149 KIAS. All other cabin windows are of the fixed type
and cannot be opened. Two additional fixed windows may be installed in the cabin top.
CONTROL LOCKS
A control lock is provided to lock the ailerons and elevator control surfaces in a neutral
position and prevent damage to these systems by wind buffeting while the airplane is parked.
The lock consists of a shaped steel rod with a red metal flag attached to it. The flag is labeled
CONTROL LOCK, REMOVE BEFORE STARTING ENGINE. To install the control lock,
align the hole in the top of the pilot's control wheel shaft with the hole in the top of the shaft
collar on the instrument panel and insert the rod into the aligned holes. Proper installation of
the lock will place the red flag over the ignition switch. In areas where high or gusty winds
occur, a control surface lock should be installed over the vertical stabilizer and rudder. The
control lock and any other type of locking device should be removed prior to starting the
engine.
ENGINE
The airplane is powered by a horizontally-opposed, four-cylinder, overhead-valve, air-cooled,
carbureted engine with a wet sump oil system. The engine is a Lycoming Model 0-235-L2C
and is rated at 110 horsepower at 2550 RPM. Major engine accessories (mounted on the front
of the engine) include a starter, a belt-driven alternator, and an oil cooler. Dual magnetos are
mounted on an accessory drive pad on the rear of the engine. Provisions are also made for a
vacuum pump and full flow oil filter.
ENGINE CONTROLS
Engine power is controlled by a throttle located on the lower center portion of the instrument
panel. The throttle operates in a conventional manner; in the full forward position, the throttle
is open, and in the full aft position, it is closed. A friction lock, which is a round knurled disk,
is located at the base of the throttle and is operated by rotating the lock clockwise to increase
friction or counterclockwise to decrease it.
Page 7-14
The mixture control, mounted above the right corner of the control pedestal, is a red knob with
raised points around the circumference and is equipped with a lock button in the end of the
knob. The rich position is full forward, and full aft is the idle cut-off position. For small
adjustments, the control may be moved forward by rotating the knob clockwise, and aft by
rotating the knob counterclockwise. For rapid or large adjustments, the knob may be moved
forward or aft by depressing the lock button in the end of the control, and then positioning the
control as desired.
ENGINE INSTRUMENTS
Engine operation is monitored by the following instruments: oil pressure gage, oil temperature
gage, and a tachometer.
The oil pressure gage, located on the left switch and control panel, is operated by oil pressure.
A direct pressure oil line from the engine delivers oil at engine operating pressure to the oil
pressure gage. Gage markings indicate that minimum idling pressure is 25 PSI (red line), the
normal operating range is 60 to 90 PSI (green arc), and maximum pressure is 100 PSI (red
line).
Oil temperature is indicated by a gage located on the left switch and control panel. The gage
is operated by an electrical-resistance type temperature sensor which receives power from the
airplane electrical system. Oil temperature limitations are the normal operating range (green
arc) which is IOOIF (380C) to 245OF (1180C), and the maximum (red line) which is 245OF
(1180C).
The engine-driven mechanical tachometer is located near the upper center portion of the
instrument panel. The instrument is calibrated in increments of 100 RPM and indicates both
engine and propeller speed. An hour meter below the center of the tachometer dial records
elapsed engine time in hours and tenths. Instrument markings include a normal operating
range (green arc) of 1900 to 2550 RPM, and a maximum (red line) of 2550 RPM. The upper
end of the green arc is "stepped" to indicate approximate RPM for 750/c engine power at sea
level (2350 RPM), at 4000 feet (2450 RPM), and at 8000 feet (2550 RPM).
ENGINE OIL SYSTEM
Oil for engine lubrication is supplied from a sump on the bottom of the engine. The capacity
of the engine sump is six quarts (one additional quart is required if a full flow oil filter is
installed). Oil is drawn from the sump through an oil suction strainer screen into the engine-
driven oil pump. From the pump, oil is routed directly to the oil cooler and returns to the
engine where it passes through the pressure screen, if the engine does not incorporate a full
flow oil filter. If the engine is equipped with a full flow oil filter, oil passes from the pump to
a thermostatically controlled bypass valve. If the oil is cold, the bypass valve allows the oil to
bypass the oil cooler and flow directly to the filter. If the oil is hot, the bypass valve routes the
oil from the accessory case forward through a flexible hose to the engine oil cooler mounted
on the left forward side of the engine. Returning to the accessory case, the oil passes through
the filter. The filtered oil then enters a pressure relief valve which regulates engine oil
pressure by allowing excessive oil to return to the sump, while the balance of the pressure oil
is circulated to various engine parts for lubrication. Residual oil returns to the sump by
gravity flow. Page 7-15

An oil filler cap/ oil dipstick is located at the rear of the engine on the right side. The filler
cap/ dipstick is accessible through an access door in the engine cowling. The engine should
not be operated on less than four quarts of oil. To minimize loss of oil through the breather,
fill to five quarts for normal flights of less than three hours. For extended flight, fill to six
quarts (dipstick indication only). For engine oil grade and specifications, refer to Section 8 of
this handbook.
An oil quick-drain valve is available to replace the drain plug in the oil sump drain port, and
provides quicker, cleaner draining of the engine oil. To drain the oil with this valve installed,
slip a hose over the end of the valve and push upward on the end of the valve until it snaps
into the open position. Spring clips will hold the valve open. After draining, use a suitable
tool to snap the valve into the extended (closed) position and remove the drain hose.
IGNITION-STARTER SYSTEM
Engine ignition is provided by two engine-driven magnetos, and two spark plugs in each
cylinder. The right magneto fires the lower right and the upper left spark plugs, and the left
magneto fires the lower left and upper right spark plugs. Normal operation is conducted with
both magnetos due to the more complete burning of the fuel-air mixture with dual ignition.
Ignition and starter operation is controlled by a rotary type switch located on the left switch
and control panel. The switch is labeled clockwise, OFF, R, L, BOTH, and START. The
engine should be operated on both, magnetos (BOTH position) except for magneto checks.
The R and L positions are for checking purposes and emergency use only. When the switch is
rotated to the spring-loaded START position, (with the master switch in the ON position), the
starter contactor is energized and the starter will crank the engine. When the switch is
released, it will automatically return to the BOTH position.
AIR INDUCTION SYSTEM
The engine air induction system receives ram air through an intake in the lower portion of the
engine cowling. The intake is covered by an air filter which removes dust and other foreign
matter from the induction air. Airflow passing through the filter enters an airbox. After
passing through the airbox, induction air enters the inlet in the carburetor which is under the
engine, and is then ducted to the engine cylinders through intake manifold tubes. In the event
carburetor ice is encountered or the intake filter becomes blocked, alternate heated air can be
obtained from the muffler shroud through a duct to a valve, in the airbox, operated by the
carburetor heat control on the instrument panel. Heated air from the muffler shroud is
obtained from an unfiltered outside source. Use of full carburetor heat at full throttle will
result in a loss of approximately 150 to 200 RPM.
EXHAUST SYSTEM
Exhaust gas from each cylinder passes through riser assemblies to a muffler and tailpipe on
the underside of the engine. The muffler is constructed with a shroud around the outside
which forms a heating chamber for carburetor heat and cabin heater air.
CARBURETOR AND PRIMING SYSTEM
Page 7-16
The engine is equipped with an up-draft, float-type ,fixed jet carburetor mounted on the
bottom of the engine. The carburetor has an idle cut-off mechanism and a manual mixture
control. Fuel is delivered to the carburetor by gravity flow from the fuel system. In the
carburetor, fuel is atomized, proportionally mixed with intake air, and delivered to the
cylinders through intake manifold tubes. The proportion of atomized fuel to air is controlled,
within limits, by the mixture control on the instrument panel.
For starting, the engine is equipped with a manual priming system. The primer is actually a
small pump which draws fuel from the fuel strainer when the plunger is pulled out, and injects
it into the cylinder intake ports when the plunger is pushed back in. The plunger knob, on the
instrument panel, is equipped with a lock and, after being pushed full in, must be rotated either
left or right until the knob cannot be pulled out.
COOLING SYSTEM
Ram air for engine cooling enters through two intake openings in the front of the engine
cowling. The cooling air is directed around the cylinders and other areas of the engine by
baffling, and is then exhausted through an opening at the bottom aft edge of the cowling. No
manual cooling system control is provided.
PROPELLER
The airplane is equipped with a two-bladed, fixed-pitch, one-piece forged aluminum alloy
propeller which is anodized to retard corrosion. The propeller is 69 inches in diameter.
FUEL SYSTEM
The airplane is equipped with either a standard fuel system (see figure 7-6). The system
consists of two vented fuel tanks (one in each wing), a fuel shutoff valve, fuel strainer, manual
primer, and carburetor. Refer to figure 7-5 for fuel quantity data.
FUEL QUANTITY DATA (U. S. GALLONS)
TANKS TOTAL USABLE FUEL
ALL FLIGHT
CONDITIONS
TOTAL
UNUSABLE
FUEL
TOTAL FUEL
VOLUME
STANDARD (13 Gal. Each) 24.5 1.5 26.0
Figure 7-5. Fuel Quantity Data
Fuel flows by gravity from the two wing tanks to a fuel shutoff valve. With the valve in the
ON position, fuel flows through a strainer to the carburetor. From the carburetor, mixed fuel
and air flows to the cylinders through intake manifold tubes. The manual primer draws its fuel
from the fuel strainer and injects it into the cylinder intake ports.
Page 7-17

Fuel system venting is essential to system operation. Blockage of the venting system will
result in a decreasing fuel flow and eventual engine stoppage. Venting is accomplished by an
interconnecting line from the right fuel tank to the left tank. The left tank is vented overboard
through a vent line which is equipped with a check valve, and protrudes from the bottom
surface of the left wing near the wing strut attach point. The right fuel tank filler cap is also
vented.
Page 7-18
Fuel quantity is measured by two float-type fuel quantity transmitters (one in each tank) and
indicated by two electrically-operated fuel quantity indicators on the lower left portion of the
instrument panel. An empty tank is indicated by a red line and the letter E. When an indicator
shows an empty tank, approximately.75 gallon remains in either a standard or long range tank
as unusable fuel. The indicators cannot be relied upon for accurate readings during skids,
slips, or unusual attitudes.
The amount of unusable fuel is relatively small due to the dual outlets at each tank. The
maximum unusable fuel quantity, as determined from the most critical flight condition, is
about 1.5 gallons total. This quantity was not exceeded by any other reasonable flight
condition, including prolonged 30 second full-rudder sideslips in the landing configuration.
Takeoffs have not been demonstrated with less than 2 gallons total fuel (1 gallon per tank).
The fuel system is equipped with drain valves to provide a means for the examination of fuel
in the system for contamination and grade. The system should be examined before the first
flight of every day and after each refueling, by using the sampler cup provided to drain fuel
from the wing tank sumps, and by utilizing the fuel strainer drain under an access panel on the
right side of the engine cowling. The fuel tanks should be filled after each flight to prevent
condensation.
BRAKE SYSTEM
The airplane has a single-disc, hydraulically-actuated brake on each main landing gear wheel.
Each brake is connected, by a hydraulic line ,to a master cylinder attached to each of the pilot's
rudder pedals. The brakes are operated by applying pressure to the top of either the left
(pilot's) or right (copilot's) set of rudder pedals, which are interconnected. When the airplane
is parked, both main wheel brakes may be set by utilizing the parking brake which is operated
by a knob on the lower left side of the instrument panel. For maximum brake life, keep the
brake system properly maintained. and minimize brake usage during taxi operations and
landings.
Some of the symptoms of impending brake failure are: gradual decrease in braking action after
brake application, noisy or dragging brakes, soft or spongy pedals, and excessive travel and
weak braking action. If any of these symptoms appear, the brake system is in need of
immediate attention. If, during taxi or landing roll, braking action decreases, let up on the
pedals and then re-apply the brakes with heavy pressure. If the brakes become spongy or
pedal travel increases, pumping the pedals should build braking pressure. If one brake
becomes weak or fails, use the other brake sparingly while using opposite rudder, as required,
to off set the good brake.
ELECTRICAL SYSTEM
The airplane is equipped with a 28-volt, direct-current electrical system (see figure 7-7). This
system uses a 24-volt battery mounted on the right forward side of the firewall as the source of
electrical energy and an engine-driven 60-amp alternator to maintain the battery's state of
charge. Power is supplied to a bus bar, and a master switch controls this power to all circuits,
except the engine ignition system, clock, and flight hour recorder (if installed).
Page 7-19

The flight hour recorder receives power through activation of an oil pressure switch whenever
the engine is operating, and the clock is supplied with current at all times. All avionics
equipment should be turned off prior to starting the engine or using an external power source
to prevent harmful transient voltages from damaging the transistors in this equipment.
MASTER SWITCH
The master switch is a split-rocker type switch labeled MASTER, and is ON in the up position
and OFF in the down position. The right half of the switch, labeled BAT, controls all
electrical power to the airplane. The left half, labeled ALT, controls the alternator.
Page 7-20
Normally, both sides of the master switch should be used simultaneously; however, the BAT
side of the switch could be turned ON separately to check equipment while on the ground.
The ALT side of the switch, when placed in the OFF position, removes the alternator from the
electrical system. With this switch in the OFF position, the entire electrical load is placed on
the battery. Continued operation with the alternator switch in the OFF position will reduce
battery power low enough to open the battery contactor, remove power from the alternator
field, and prevent alternator restart.
Page 7-21
AMMETER
The ammeter, located on the upper right side of the instrument panel, indicates the flow of
current, in amperes, from the alternator to the battery or from the battery to the airplane
electrical system. When the engine is operating and the master switch is turned on, the
ammeter indicates the charging rate applied to the battery. In the event the alternator is not
functioning or the electrical load exceeds the output of the alternator, the ammeter indicates
the battery discharge rate.
ALTERNATOR CONTROL UNIT AND LOW-VOLTAGE WARNING
LIGHT
The airplane is equipped with a combination alternator regulator high-low voltage control unit
mounted on the engine side of the firewall and a red warning light, labeled LOW VOLTAGE,
under the ammeter on the instrument panel.
In the event an over-voltage condition occurs, the alternator control unit automatically
removes alternator field current which shuts down the alternator. The battery will then supply
system current as shown by a discharge rate on the ammeter. Under these conditions,
depending on electrical system load, the low-voltage warning light will illuminate when
system voltage drops below normal. The alternator control unit may be reset by turning the
master switch off and back on again. If the warning light does not illuminate, normal
alternator charging has resumed; however, if the light does illuminate again, a malfunction has
occurred, and the flight should be terminated as soon as practicable.
NOTE
Illumination of the low-voltage light and ammeter discharge indications may occur during low
RPM conditions with an electrical load on the system, such as during a low RPM taxi. Under
these conditions, the light will go out at higher RPM. The master switch need not be recycled
since an over-voltage condition has not occurred to de-activate the alternator system.
The warning light may be tested by turning on the landing lights and momentarily turning off
the ALT portion of the master switch while leaving the BAT portion turned on.
CIRCUIT BREAKERS AND FUSES
Most of the electrical circuits in the airplane are protected by "push-to reset" circuit breakers
mounted under the engine controls on the instrument panel. The cigar lighter is equipped with
a manually-reset type circuit breaker located on the back of the lighter and a fuse behind the
instrument panel. The control wheel map light (if installed) is protected by the NAV/DOME
circuit breaker, and a fuse behind the instrument panel. Electrical circuits which are not
protected by circuit breakers are the battery contactor closing (external power) circuit, clock
circuit, and flight hour recorder circuit. These circuits are protected by fuses mounted
adjacent to the battery.
GROUND SERVICE PLUG RECEPTACLE
Page 7-22
A ground service plug receptacle may be installed to permit the use of an external power
source for cold weather starting and during lengthy maintenance work on the electrical and
electronic equipment
LIGHTING SYSTEMS
EXTERIOR LIGHTING
Conventional navigation lights are located on the wing tips and top of the rudder. Additional
lighting is available and includes a single or dual landing/taxi light mounted in the cowling
nose cap, a flashing beacon located on top of the vertical fin, and a strobe light installed on
each wing tip. Details of the strobe light system are presented in Section 9, Supplements.
All exterior lights are controlled by rocker switches on the left switch and control panel. The
switches are ON in the up position and OFF in the down position.
The flashing beacon should not be used when flying through clouds or overcast; the flashing
light reflected from water droplets or particles in the atmosphere, particularly at night, can
produce vertigo and loss of orientation.
INTERIOR LIGHTING
Instrument and control panel lighting is provided by flood lighting, integral lighting, and post
lighting (if installed). Two concentric rheostat control knobs on the left switch and control
panel, labeled PANEL LT and RADIO LT, control intensity of the instrument and control
panel lighting. A slide-type switch (if installed) on the overhead console, labeled PANEL
LIGHTS, is used to select flood lighting in the FLOOD position, post lighting in the POST
position, or a combination of post and flood lighting in the BOTH position.
Instrument and control panel flood lighting consists of a single red flood light in the forward
part of the overhead console. To use the flood lighting, rotate the PANEL LT rheostat control
knob clockwise to the desired intensity.
The instrument panel may be equipped with post lights which are mounted at the edge of each
instrument and provide direct lighting. The lights are operated by placing the PANEL
LIGHTS selector switch, located in the overhead console, in the POST position and adjusting
light intensity with the PANEL LT rheostat control knob. By placing the PANEL LIGHTS
selector switch in the BOTH position, the post lights can be used in combination with the
standard flood lighting.
The engine instrument cluster (if post lighting is installed), radio equipment, and magnetic
compass have integral lighting and operate independently of post or flood lighting. Light
intensity of the radio lighting is controlled by the RADIO LT rheostat control knob. The
integral compass and engine instrument cluster light intensity is controlled by the PANEL LT
rheostat control knob.
A cabin dome light, in the overhead console, is operated by a switch on the left switch and
control panel. To turn the light on. move the switch to the ON position.
Page 7-23

A control wheel map light is available and is mounted on the bottom of the pilot's control
wheel. The light illuminates the lower portion of the cabin just forward of the pilot and is
helpful when checking maps and other flight data during night operations. To operate the
light, first turn on the NAV LT switch; then adjust the map light's intensity with the rheostat
control knob located at the bottom of the control wheel.
A doorpost map light is available, and is located on the left forward doorpost. It contains both
red and white bulbs and may be positioned to illuminate any .area desired by the pilot. The
light is controlled by a switch, above the light, which is labeled RED, OFF, and WHITE.
Placing the switch in the top position will provide a red light. In the bottom position. standard
Page 7-24
white lighting is provided. In the center position, the map light is turned off. Light intensity
of the red light is controlled by the PANEL LT rheostat 'I,- control knob.
Page 7-25
The most probable cause of a light failure is a burned out bulb; however, in the event any of
the lighting systems fail to illuminate when turned on, check the appropriate circuit breaker. If
the circuit breaker has opened (white button popped out), and there is no obvious indication of
a short circuit (smoke or odor), turn off the light switch of the affected lights, reset the breaker,
and turn the switch on again. If the breaker opens again, do not reset it.
CABIN HEATING, VENTILATING AND DEFROSTING SYSTEM
The temperature and volume of airflow into the cabin can be regulated by manipulation of the
push-pull CABIN HT and CABIN AIR control knobs (see figure 7-8).
Heated fresh air and outside air are blended in a cabin manifold just aft of the firewall by
adjustment of the heat and air controls; this air is then vented into the cabin from outlets in the
cabin manifold near the pilot's and passenger's feet. Windshield defrost air is also supplied by
a duct leading from the manifold.
For cabin ventilation, pull the CABIN AIR knob out. To raise the air temperature, pull the
CABIN HT knob out approximately 1/ 4 to 1/ 2 inch for a small amount of cabin heat.
Additional heat is available by pulling the knob out farther; maximum heat is available with
the CABIN HT knob pulled out and the CABIN AIR knob pushed full in. When no heat is
desired in the cabin, the CABIN HT knob is pushed full in.
Additional ventilation air may be obtained by opening the adjustable ventilators near the upper
left and right corners of the windshield.
PITOT-STATIC SYSTEM AND INSTRUMENTS
The pitot-static system supplies ram air pressure to the airspeed indicator and static pressure to
the airspeed indicator, rate-of-climb indicator and altimeter. The system is composed of either
an unheated or heated pitot tube mounted on the lower surface of the left wing, an external
static port on the lower left side of the forward fuselage, and the associated plumbing
necessary to connect the instruments to the sources.
WARNING
PITOT HEATER MUST BE ON WHEN OPERATING BELOW 40OF IN
INSTRUMENT METEROLOGICAL CONDITIONS
The heated pitot system consists of a heating element in the pitot tube, a rocker-type switch
labeled PITOT HT on the left switch and control panel, a 15-amp circuit breaker under the
engine controls on the instrument panel, and associated wiring. When the pitot heat switch is
turned on, the element in the pitot tube is heated electrically to maintain proper operation in
possible icing conditions. Pitot heat should be used only as required.
AIRSPEED INDICATOR
Page 7-26
The airspeed indicator is calibrated in knots and miles per hour. Limitation and range
markings (in KIAS) include the white arc (35 to 85 knots), green arc (40 to 111 knots), yellow
arc (111 to 149 knots), and a red line (149 knots),
If a true airspeed indicator is installed, it is equipped with a rotatable ring which works in
conjunction with the airspeed indicator dial in a manner similar to the operation of a flight
computer. To operate the indicator, first rotate the ring until pressure altitude is aligned with
outside air temperature in degrees Fahrenheit. Pressure altitude should not be confused with
indicated altitude. To obtain pressure altitude, momentarily set the barometric scale on the
altimeter to 29.92 and read pressure altitude on the altimeter. Be sure to return the altimeter
barometric scale to the original barometric setting after pressure altitude has been obtained.
Having set the ring to correct for altitude and temperature, read the true airspeed shown on the
rotatable ring by the indicator pointer. For best accuracy, the indicated airspeed should be
corrected to calibrated airspeed by referring to the Airspeed Calibration chart in Section 5.
Knowing the calibrated airspeed, read true airspeed on the ring opposite the calibrated
airspeed.
RATE-OF-CLIMB INDICATOR
The rate-of-climb indicator depicts airplane rate of climb or descent in feet per minute. The
pointer is actuated by atmospheric pressure changes resulting from changes of altitude as
supplied by the static source.
ALTIMETER
Airplane altitude is depicted by a barometric type altimeter. A knob near the lower left
portion of the indicator provides adjustment of the instrument's barometric scale to the current
altimeter setting.
VACUUM SYSTEM AND INSTRUMENTS
An engine-driven vacuum system (see figure 7-9) is available and provides the suction
necessary to operate the attitude indicator and directional indicator. The system consists of a
vacuum pump mounted on the engine, a vacuum relief valve and vacuum system air filter on
the aft side of the firewall below the instrument panel, and instruments (including a suction
gage) on the left side of the instrument panel.
ATTITUDE INDICATOR
An attitude indicator is available and gives a visual indication of flight attitude. Bank attitude
is presented by a pointer at the top of the indicator relative to the bank scale which has index
marks at 101, 201, 30', 601, and 901 either side of the center mark. Pitch and roll attitudes are
presented by a miniature airplane in relation to the horizon bar. A knob at the bottom of the
instrument is provided for in-flight adjustment of the miniature airplane to the horizon bar for
a more accurate flight attitude indication.
DIRECTIONAL INDICATOR
Page 7-27

A directional indicator is available and displays airplane heading on a compass card in relation
to a fixed simulated airplane image and index. The directional indicator will precess slightly
over a period of time. Therefore, the compass card should be set in accordance with the
magnetic compass just prior to takeoff, and occasionally re-adjusted on extended flights. A
knob on the lower left edge of the instrument is used to adjust the compass card to correct for
any precession.
SUCTION GAGE
A suction gage is located on the left side of the instrument panel when the airplane is equipped
with a vacuum system. Suction available for operation of the attitude indicator and directional
indicator is shown by this gage, which is calibrated in inches of mercury. The desired suction
range is 4.5 to 5.4 inches of mercury. A suction reading below this range may indicate a
system malfunction or improper adjustment, and in this case, the indicators should not be
considered reliable.
Page 7-28
STALL WARNING SYSTEM
Page 7-29

The airplane is equipped with a pneumatic-type stall warning system consisting of an inlet in
the leading edge of the left wing, an air-operated horn near the upper left corner of the
windshield, and associated plumbing. As the airplane approaches a stall, the low pressure on
the upper surface of the wings moves forward around the leading edge of the wings. This low
pressure creates a differential pressure in the stall warning system which draws air through the
warning horn, resulting in an audible warning at 5 to 10 knots above stall in all flight
conditions.
The stall warning system should be checked during the preflight inspection by placing a clean
handkerchief over the vent opening and applying suction. A sound from the warning horn will
confirm that the system is operative.
AUDIO CONTROL PANEL
If an audio control panel (see figure 7- 10) is installed in the airplane, it will be one of two
types, either with or without marker beacon controls. The features of both audio control
panels are similar and are discussed in the following paragraphs.
Page 7-30
TRANSMITTER SELECTOR SWITCH
When more than one NAV/ COM radio is installed in the airplane, it is necessary to select the
radio unit the pilot desires to use for transmitting. To accomplish this, a transmitter selector
switch is provided on the audio control panel. The switch is either a two-position toggle-type
or a three-position rotary-type depending on which audio control panel is installed. Both
switches are labeled with numbers which correspond to the top (number 1) or the bottom
(number 2) NAV/COM radio. Position 3 is not used in this airplane. Page 7-31
The audio amplifier in the NAV/ COM radio is required for speaker and transmitter operation.
The amplifier is automatically selected, along with the transmitter, by the transmitter selector
switch. As an example, if the number 1 transmitter is selected, the audio amplifier in the
associated NAV/ COM receiver is also selected, and functions as the amplifier for ALL
speaker audio. In the event the audio amplifier in use fails, as evidenced by loss of all speaker
audio and transmitting capability of the selected transmitter, select another transmitter. This
should re-establish speaker audio and transmitter operation. Since headset audio is not
affected by audio amplifier operation, the pilot should be aware that, while utilizing a headset.
the only indication of audio amplifier failure is loss of the selected transmitter. This can be
verified by switching to the speaker function.
AUDIO SELECTOR SWITCHES
Both audio control panels (see figure 7-10) incorporate an individual three-position, toggle-
type audio selector switch for each NAV/COM or ADF radio installed in the airplane. These
switches allow the audio of any receiver to be directed to the airplane speaker or to the headset
individually. To hear the audio of any particular receiver over the airplane speaker, place the
audio selector switch associated with that receiver (NAV/ COM or ADF) in the up
(SPEAKER) position. To listen to the receiver through the headset, place the appropriate
audio selector switch in the down (PHONE) position. To turn off the audio on that receiver,
place the audio selector switch in the center (OFF) position. Thus, any NAV/ C OM or ADF
receiver may be heard singly or in combination with other receivers, either over the airplane
speaker or the headset.
AUTOMATIC AUDIO SELECTOR SWITCH
If the airplane is equipped with an audio control panel having marker beacon controls, a toggle
switch, labeled AUTO, is provided and can be used to automatically match the appropriate
NAV/COM receiver audio to the transmitter being selected. To utilize this automatic feature,
leave all NAV/COM receiver switches in the OFF (center) position, and place the AUTO
selector switch in either the SPEAKER or PHONE position, as desired. Once the AUTO
selector switch is positioned, the pilot may then select any transmitter and its associated
NAV/COM receiver audio simultaneously with the transmitter selector switch. If automatic
audio selection is not desired, the AUTO selector switch should be placed in the OFF (center)
position.
NOTE
Cessna radios are equipped with sidetone capability (monitoring of the operator's own voice
transmission). Sidetone will be heard on either the airplane speaker or a headset as selected
with the AUTO selector switch. Sidetone may be eliminated by placing the AUTO selector
switch in the OFF position, and utilizing the individual radio selector switches. Adjustment of
speaker sidetone volume is accomplished by adjusting the sidetone potentiometer located
inside the audio control panel. During adjustment, be aware that if the sidetone level is set too
high it can cause audio feedback (squeal) when transmitting. Headphone sidetone level
adjustment to accommodate the use of the different type headsets is accomplished by adjusting
potentiometers in the NAV/COM radios.
SPEAKER SIDETONE VOLUME CONTROL
Page 7-32
A speaker sidetone volume control is a feature of audio control panels used on airplanes not
equipped with marker beacon receivers. The control is used to adjust the level of sidetone
volume heard on the airplane speaker only. Sidetone volume heard on a headset is not
externally adjustable. Rotate the knob, labeled SIDETONE VOL, clockwise to increase
speaker sidetone volume and counterclockwise to decrease it. Be aware that if the sidetone
level is set too high, it can cause audio feedback (squeal) when transmitting.
MICROPHONE-HEADSET INSTALLATIONS
Three types of microphone-headset installations are offered. The standard system provided
with avionics equipment includes a hand-held microphone and separate headset. The keying
switch for this microphone is on the microphone. Two optional microphone-headset
installations are also available; these feature a single-unit microphone-headset combination
which permits the pilot to conduct radio communications without interrupting other control
operations to handle a hand-held microphone. One microphone-headset combination is
offered without a padded headset and the other version has a padded headset. The
microphone-headset combinations utilize a remote keying switch located on the left grip of the
pilot's control wheel. The microphone and headset jacks are located on the pedestal below the
instrument panel. Audio to all three headsets is controlled by the individual audio selector
switches and adjusted for volume level by using the selected receiver volume controls.
NOTE
When transmitting, the pilot should key the microphone, place the microphone as close as
possible to the lips and speak directly into it.
STATIC DISCHARGERS
If frequent IFR flights are planned, installation of wick-type static dischargers is
recommended to improve radio communications during flight through dust or various forms of
precipitation (rain, snow or ice crystals). Under these conditions, the build-up and discharge
of static electricity from the trailing edges of the wings, rudder, elevator, propeller tips, and
radio antennas can result in loss of usable radio signals on all communications and navigation
radio equipment. Usually the ADF is first to be affected and VHF communication equipment
is the last to be affected.
Installation of static dischargers reduces interferences from precipitation static, but it is
possible to encounter severe precipitation static conditions which might cause the loss of radio
signals, even with static dischargers installed. Whenever possible, avoid known sever
precipitation areas to prevent loss of dependable radio signals. If avoidance is impractical,
minimize airspeed and temporary loss of radio signals while in these areas
Page 7-33