Cessna_206 T206H Conventional POH Section 1 5_7 Cessna 206 5 7
User Manual: Cessna_206-T206H Conventional POH Section 1-5_7
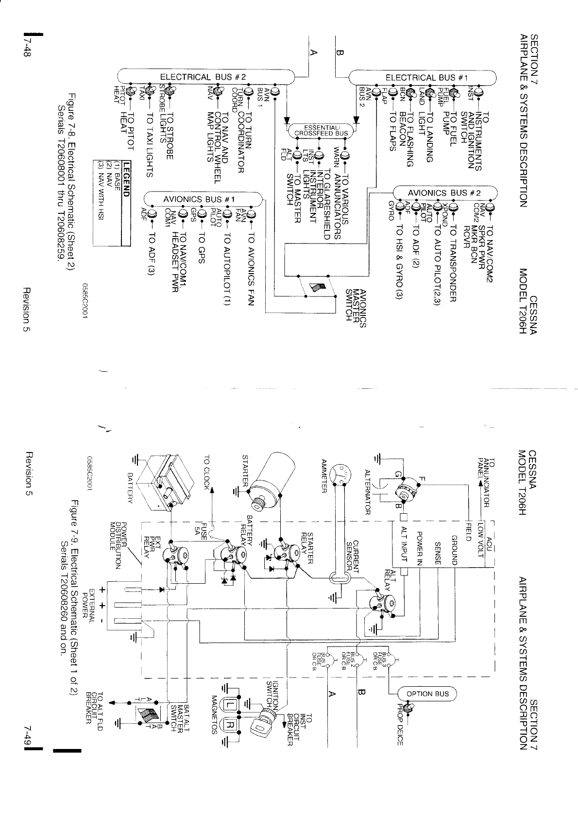
Open the PDF directly: View PDF
.
Page Count: 131 [warning: Documents this large are best viewed by clicking the View PDF Link!]

3
-
o
't
a
o
tt
o
-
g)
f.
5
GI
-
gt
=
CL
ct
o
o
F
-T1
E
E
o
o
='g)
E=
Da-
o
.I'l
(o.
=
9)
f
c
9)
>o{
-r>I
>n6,6
-)J_
r-=u
.-.ll.LlO
>;c
li: <
=z
"'+
)=
=>
!-
:al
>_
z2
mrrl
WJ
oo'
lr-
ou
:O
@=
nO
;@
>=
>o
<Y
5o
>d
;-o
;- =.
=o
<e
f=.
-oa
o
6
E.
o
g
T1
!
-o
D
-Tl
!
-U
:c
r
N,i
-NiiF
g
gd;
o^C
EiiE
CI
5t
o<
9s
o
D
I
I
o
@
!t
3
o
o
o
=
T
o
6'
0)
5
z
j\
t>,
t\^
N
ls='
t\
o
=.
D_
z
=.
gr6
i; 5orr
.;>OX
;Oo\J
o:.gtu
,fr*<
a6't
= xld
n!-
>J--
o;i*-
I r r; -^
:!r^X::
- t: E
.^X
=p
@
o
5
i$x
6.
a
sq
g
!

'- --'-
El'3$$iEH*g
s3_ iil::? iffl
iq +E==i
*i3 z
gi ;::;e
+;i !
g* File3i
.Fi n
=a
:gi[* e;
==
gsfini i3
s ;ssFe EE
II
!ou,!
ftmc
g 8 ts
fl ! 6
s =
ts
TPf; ft=
= 6 = E F
tr
* fi
22
F
li= ia
F.i o9. fr!
:-oo oD
=2 0
Tr.N OS
Z Cr m
=E fi8
EEi -{,
_t \rr ] _{
@@r l--
m
o
o
o
o
:J
q,
P
o
!,
o
o
3
E'
9)
f
:<
P
o
st
I
s.
L
o
=

n
m
(n
-
o
z
T
n*-l
n40
-z-
iu9 ?
Ztt2 ^
m > r-.:-.1 Y
rr D{ Y
->a ir
G)T= J
=;6 I
-Or. e
=<> r-
lmz
?oo
;R \-/
o
x
1
(/) m
t@
xo
€zul
{
N
o
Or
I
1'
T
*
c
VI
c)
tJl
*z
HaLl
r.:
Yl'i
A !l
AE
l':r! !
5
7z
i{
zx
xu
X i-t
\JZ
<o
oII
-l v)
mv/
=z
i>
N
-
fl
(D
a
:t
T
c
t-
-1
z
a
-t
z
c
m
m
n
3
o
,+_
a
o
E
o
g)
*.
(o
-
g)
o-
ct
o
o
x
-T1
E
E
o-
=' g)
E:f
91O-
=
o
T1
(o.
5
=
>
l!
|r/
o
-t
t\)
O
o)
-
a
o
;-.
IIJ
a
i
N)
O
o)
O
@
O
O
g)
f
o_
o
f
o
=.
9.
-
J
gt
T-
4eO
=; o
1='a-
cxL
H:',
Ps(o
-J C-
N3 z
EF O
te
IXo
(-xrt
ax3
5ct o
-
J
f.o
(o
@
- I

<o
-m
--l v/
iz
-
n
o
2.
(Jl
z
(o
an
T
C
r-
o
=
z
T
-Tl
-t
z
c
w
m
n
<o
-m
mJ,
t-Z
O)
I
z
C
t-
=
z
rn
o
o
z
o
ft
{
c
r
J
o
z
?
et lil e:;t
':
gi
-*
i;E:lia
uli
3iii
lle
ai
;Ai
ga;;
!
gH
E
*si**e!
=:;
CiiE
ugi
i
5ff
EIgI 1=E
E
i:Ei*i
;;
si;C
i;
I ig
=!ii
a
! : ;gii|i
ii
Hils
Xi
; €H
s;e
! i * a:*!;: rr lig !*
e
sE
*;H
; : E ,Fll;g
ii Eil
i;
g
+t ti= [ s
; 3u*,=*
;a
[:g
ai
:
ei
EgI : ;
i iil*ia 'i
iE; i:
gI
€u;
90
dc
oo
x
3P0,,*
r d-='
:(O
o
T'r -
A\
,^' )r
-)
=O_
PO
lo
$X
o
o
-l
N)
O)
T
a
o
=.
g)
(t
-J
N)
J
=
a-]
o
o
=.
e.
=
gl
!
TPO
= E A
ea:. c
m
fitll
P:(g
x':z
+g o
tN
IRO
hF=
XJ
6Ct o
-

* cDT
NE
IA
r lJ 6#
i-i-i nr r I
U T AT
'T| =>
o 90
u 6':',
=
z
o
rrt
I
v,
!
rTI
I
.Tl
o
{-
-m
o 18
Z BE
a?=
vt t tJ
m
ll-rc
= T -F-S.d-dK -FrF-d'.dH A 99F
a q <P<P<R<R5, 6P6P6R6R5. F -eP
: : 0=O-A;A;9 O=a=Or0rP EE=
sl !_l o_-q,_-rp_dp_oo o)_-rp_-pd0)do c
lll'- =f ^-=^-g^-g-l ^-:^-f F<-91 \!=
.
t @ a*a *ol(/)lP a*@ +s)l(,lP )xl6- o-*;YL
6 ; cBcBcecsB cBcBcecgS 6€H rrr
1 g€[sIagBE g€ssIaqBg sd= g3-:
: ti FP.FgF'=fRs Fg.6gF'=fR= qd qq8
. r-- -'9.'9i';i;? c'ocoi';.i{ iB 1tf
: qt q'es'pq-f s+? 9q9'aq+e-ic o_ oo
: # 8 8 3 8 8 il g; eC'
. r- r'r I : . " I f, : :8 -cD ii
.. _ _ o *. -f_tl
A0):--
s) 6_= .
: : : : : . : : I ,3 :s:::
3= :: :
J-
-1 lJ-1 J)-tJJ=JJ :a-!:!-lJ:1 -!:1 JJ Ct-
= Q = o ='q) ='!D = lD = !D ='D = p
,)-J-J-J-J-J-)-J
: od (D(6
od (D(6 rD(6
(D6 o(5 (D(6 P 6
-0i
:a ;=-
N) + " € :X j
": I PrPorPcrrPcr P--rPoP<-nPo = I ;;;
H o (^)9op9oPo9 5;i'9-.r+-..rP =A zzz
.x-W-rv-w-u-w-rw?--wJCD^^a
: + +>+;+>+> +>+)4,242 +: :99
jj
I
=
n
o
a
o
f
<o
-m
frr.
?z
-t>
N)
o)
T
!
m
t
'Tl
o
T
=
z
QO
:ra
=l
*a
e!tTI
I
'n
--l
x
--r.j\m
xaY
-= -n
=gu
v/ T ttl
6i*n
-:-
XL.) T1
9
6
aZ
or a)
o: rn
-'t'l
i
EE= ss6 {d= er d; d3=
=. =, c =, =, > ^ - - v v v. p - ,\
o_0)< 9lgn 5n< @ (,T -=:
oorooQ*
++ii -'t-{m o = 9 P'J.l 9l'-.,i1
HH! HHi
q:
F i ga ;=o
ooL- oo-l
Fer pe< o i o of .) =
('o- (,)o - = " 5 -7n Y =
or
o A o o > ,t ; ^i
f,r=g xi=f; q Y YY q:2
c+3 o*= : o cn o
=iY =i!r a .:m
sE4CJ
ol oll I:
-il -s'
o o : . O:
66:::o
'6 6 9'
'@@0)
' (^)g)
: q : q . ; : : io'':
-u=@
o=
ZZ.)
m 9r
-ri t-
v9r
2\
;o
oz=
z:io
or€
l- ;A
oY'7
Y' (^ f'\
_t_ -?-
Tr:
i::
-Tl
o
9..
f
CN
o
a
o.
o
z
o
-li
--1
c
r
z
a
o
-|
o
z
U'
JJ NN (DO)
(, (r) N (r) O) oJ -^' Y<
Jr (OO ar O)-.t !(o
@(J) (o5 O'{ X x (o(, 5J
fr FF r-r- O. O (n(n OO
tDo tDut @@
@@ a@ acn a a -t-l -l -l
m
O) -{ v)
I

r €i-,
adi?=;
aAf,e
sg3E= :FE.ili;
it
1Hu,a?=!r= s#rsgiial**'rq= ilu
,$iiEElgliEaeilEEi?1li'r::H
sis eiE=.g
r '==H
+:g$i
gei;ii
F
iii
E+tati
?
Fsis;il€r
===Eil
H
Ha x il;B
iEi H
g;i*
HE
3rs
=
i=': r o
lg
EIEiiE
'E{ii
Eii:l
EIgIlE
E
;; 5#';e; ++;
gg:l
=*iH 2
fl
o
9-
f
(n
aP
o;v
-=J:.
ULV/
-JPA
c(u=
A7-rT
o-
z Ag
CD(D17 (u
A : r'r=
..{ : JJ
v ^\ 6
P^
(ox;lt
J='O
(o
TO
4 '
pn
-v
of
?x- a
',^ c
v) n
s.
I
11
t-
n @!
= lJl,l
m-
- ;-
YY
= a rfl ==r
- = n :F
--r 6 11 =7
:tr -
::
':
::z 0c)
- lTl
:=r
: =@
e!
: fTt
::o -
::6
.: {8
,'r Fo
v
-s + sE
i g u, az
O r- -L>
=3,=e
; r 9
E=r*q+tr
Eid€3f,
E=2
:yfd;_a [3[3$H
FTg
H3H=4lE
;:+BSx st4
'"tHgf;i: $=fr=i3 ;Hg
d[]17: +;;+3= qi3
galds' E3;;9il , iE
;33t *e -=;gE
3:
''-,:O=z:?".Yj
ra"i;: +e=l3a
: :
=lf!E: d=o*n-H
: :
=*€i3: Fr;$F* : :
q3€C+:
3i3as : :
Fl:'3" f-:fiqe :
q=R=1Y
1:.Fa.=, i*..Fff , 6
oi (,Y = == =.c ,r*
€*[aJc
f,A:la
! 3
Pan\.^a-=vg6
I (D O-: O (D O-.< ]J'< O- - P
I
7
o
9..
l
(n

gl
i;
ar"flEe
tlgEtr Etr
*li:;a
gga
E
=z
qr
5s
is
a:;
F,
$:ciE
Eii
g?:
rr
g*
=
Es
i[ ia
i sa 'i
aai
q'ie=i
'[*
u,5I;
?ai
fi
;
al
*l
ii?
-z
EIE*
fil lEEgi
'i'
E
fig
ig
EgE
?
6s$n
;*
:i1 *f
F 2
i=1
Ei
.EE
fr*BE 11
ffiii
g:
I E
n
o
@
o
a
(Jl
t
x
-
-;=agg--igi-d$EExE'cq?n'r-t EFaH-e?g- ;*
H*=EEal
5FEF
F
H;il3$1#+g$
F
il
:€ggE:fli4
:i
il;;E;iH
fier= i =;?€il*
iq;;
i =t
!Eeii
a=:i
i ;E
5$$fit*i
ir;3
g*Elrii+Eeil
E?g$gaa
igiE ?
i
--rFE;H:
gie3
Z
i$;H=H
jeala
6
r ?+aaF a;= -
1:3E
aii
i
qE
d !i;fr iluE *Er E
31***
3
*.
e
-Ea;ia:
Ei:;
+eleiills;i
TEiiii
ilifg
:gg'-qsi
rq:u=r;q=F3€
=uga$;E-*:5=
2{a=c.q;q5il
;:3;+;;
el* t=gHiiq[4
EUA;i's
gE?
=,
i;;Eu;5
eg;
a
arlEsea
rsi iiir:tqfai ; *ifi+
ii
t z E-
; ==as;E-J
ErH s=ssfi=a=r5
fn [33q
*B: c?

<o
9E
F2
-r>
N)
-
r
o
'r'l
m
-'t't
Tl
m
-t
m
!
\r.,
m
@
lssxd'
16: 9Ye
l
lg Y .n(d'o
r- = ^Y ='*
dE
*3 F
eiii
I
18
=
E
Ed O
ItD S.'og .Tl
dEq m
RE8 .TI
ii;? 'fl
.s31 m
=
6_.q' O
ld 3EE
{
lo: \ n,e
l3 9a-? m
;FF !
i e;
lE ee6 O
ro lpS Jrl
=qd a
{uq
--r
<=a;'
+aA
ooo
o)IuJo
=.
-
g)
6
a
c
o
<o>5
d OE <
n:9 ii 3
o5 AO
o96q
N@
O)('A
l!
lqt
KI
lo
lo
IO'
to
t\
t!
lo
l<
lo
l6'
It
I!
lo
10
lo
lo
to
lE
l!
lo
l<
l@
lo
>-l
q,.6-
-
o.
-'
o.
JrX X X:
:1-i=r1:r:'---oof 6;IIti3= i'r'5 *5'5's
<
<'=:-<
co!o)cnaoJNJo
5 6,= 6 ;E ; ; 6 6 6ts { {e=e=
q g q
q
q g q
g
f f { f <
fe=
=
: : : 1 1 c^:
1 < < < < (, - @.
@.
<^: co q: 0: 0: Q -a q q q @ a @ @ ( u) r., (
m^ ^ A-^ ^ = =-- ^'^ = X = X'=,^= !Y
^Y^YX^Y^<X^<X^YXX:
= X H I s?H
q q q
q
y y H c I I I q
s aE
vvvvvvu-o----JJJ JJ)J:rdJa-d
Co @ @ @ @ J @ @ @ @ @ (t f\) (' Crr = = (r (r cl) or) o|) oD (Jn
(n (.)n
(n (r Cr, 6 Or Y Co
e=
6 H
f q g
q
Fe=
$ $
6
g g
q
{ d
a
{ {
r
g
= =e=
{e=.E
re=e=e=e=
5
s_r : =. 9. - :r
- - o - -:
1 2 9 9.2.?.<
9.9.
aqq I QQQQePP!oo
o o
o 6 coo
o
-^SS=9 <qSiiieScte':: sjddood'QQ: =_:: =
so\5
r b-Ob-= 556555o-
- @ (, qr N) N) N) re - rO N @ o) o) (n (r cn 6 c-n
o 6 E 6 6 Y o Y Y d6 Y : : - oo
-n
o
s.
a
f
' 6
P""??????"??P PP
P PF
Ptr
'P
N
NN Nrur
J
t td-o -rr
o,cn
s., N
r.6i; S
i5<bo
' o.n
A* StstsXU
S
ySa
. :::::::::Y :.:.:::S
ru(r)@
C-=C-
-<-
D to0)
<3<
N) N T\)
5N)
X

r
o
o
o
'n
nr
'fl
'fl
m
o
{
In
!
o
rn
U'
lf
lv
t>
llo
llrr o
=F.
t-L
I;P
ta\ g
lm
n < ll ll 3 ll ll ll ll fl fl ll 1 a n a n n n n ! n n r n rl n r r n n n ll n ll ll fl n ll fl f,l ll ! n
OsOOOOOOOOOOOOOOOOOOOOOOOOOOOOOOOOOOOOOOOOOO
a rja a a a a a a (t (t a @ o @ @ o @ @ o @ @ @ o @ @ @ o @ a o @ @ @ u, a o a a o a @ o a
= ^\f f f J = = = 5 = f = f 5 = = = = = = = = = 5 f =:J = = = =: =:f f,:l f f, J f f, f f
(nJ('|(n(nC'l(n(nCnCn(J|CI|('I(r(Jl(t(t(t(n(t(,|(t(t(t(,l(,('|('l(n(Jr(,(n(,(Jl(,l(n('('(n(J|(JlCtlCnCtl
<o
nm
=a
#a
tz
'>
tu
I
\
!
ll ll ll fl ll ll :0 n n fl n fl
o o oOOOO OO OOq Do g)
0r D Dg)D D r
9.9.o'a.9.9'9.a.9'<h'(D'9'Oooooooo<,:c,:<,r9.9'@'a.9.o!0OJ<
o o o oooo oo oo oooooooooooooo o oo ooo@co@@@o(o(o(ooo l>
r r rr rr r I I I r r-----------r= = r r ---od--o-.b.b.b-r l-r
(n('| (,(,| (t(' (n(' (' (J] (' (Jl J r JO)o) O)O)O) J J r N)@fU N) N)'@@@ -(t lm
NION)N)NNNJ
Ot('S(r)NJO(O@'.lO)(nAG)
I
o
9'
:f
o)
t-
\t)
-I1
m
-l'l
'T]
m
=
m
T1
m
a
r
o
o
o
Tl
m
-l'l
-t'l
m
i
m
T
!,,
m
U)
IT
t>
lo
lm
-.1 -..| -.1 -.| -.1 { -.1 !.! { { ! ! -.1 \l -.] ! { \ { -.1 ! -.1 \ -.1 -.1
5 A 5 A A (r) (r) (r) C^)
(}) (r) (,(, O O) tU tO N N tO N) N) N) IU tU f
5G) N) - O @ @ \l O) (n S (l) tO J O@ @ { O) Cr } (, t\) J O @
m
1'
x
N) T\)
@\l
m
d.
a.
x.
5555
@.
sASASSA.ASASASAAASSSSSSAAS
N N lO tl) N) tU N) N) N N JJ @ @.{ o, cn
(o @ \, o) ot 5 (/) to r o (o @ ! (') ot A G) N r o
:::::
.::::.:: l-
o
o
o
.Tl
lTl
.Tl
.Tl
rTl
o
{
m
!
o
ltl
U'
lo
ll 6
lmo
=.
tio
th o-
l-V
lll
I
(t(t(t(ncnotcn('(.rr(t(,(ncnoror('|(t('|(tcncnC,rcn('lcnol(t(ttolc'l(t(t('c't('AassA5555
(, (, (, (, o cDo) N) lo lo lo N) lt.) N ro N) N) r J J r J J (O @ -.J o) (,r A OJ
- (' (/) (' OJ
(r) CD
(r)(l) (,
o) (n 5 0J lo J o (o co \l o) cn A (r) N) J o (o @ { o) or A (r) to r o di @ -.t o (Jr A o) ru r o
. :::::::N.
,1
zE
zz
t F t u
=d
d d o d d
b
il-'d
F F
d A
F F
z b b* z zt ;b b b b zSS z=
t b b
< O r O O<<< f O :.=.=.= <.<.f f =.<t< S.S..<< O r = X O O r f f 5 = f O<.< O O< = =
O)< J< < O)G)O)
-< 9.9.9..-9..9.. JJJ(Dco9.9.CoC,:( ---( ( - J< O)1,< < O)rJ
o !o@ !o !o o oo @ (o o o o @ o o @ @ @o o o o o o @ @ @ ro (o (o @ @ @ @ @@ (o o o @ @ o@ @
d d o--
<n
d . - - . .o 1 = = - = = - - - - - = = - - d - - - d (o-
- - - - - - d - - @ d - - -
- 00 tO o0 Oo J J J N) @ o|) (Jn (Jl| tu or) ol) N tO tO - - O) or) - r @ tO rO O @ @ N) N tO IU N tO @ - - Co @ - N fo
o
o
Fo
-.r lTl
NiU)
OU)
az
r>
)J JJ J) JJ JJ J) J) )) )J )J -D U ll I n n t D D t Il n n n n n ll I U T ll ll I n I L : x x ? ? x
o o o o o o o o o o o o o o o o o o o o o o o o o o o o o o o o o o o o o $<<{6-6i5
<. <.
s. s. s. s. s.
<.
<. <.
s. s. s. s. s. s.
4.9..q'9.9
?.@.9.9.9.ur.v'.@.9.9.9.9,9-9.9..(2.@.a.a.9.9.9.9.9.2.9.9.9.9.9.2.9.--
-rG)(D J l9
o o o o o o o o o o o o o o o o o o o o o o o o o o o o o o o o o o o o o @
N ru
N o o N l>
-a----a-
ct or<rr
(t (t (tr <r'
cr <lr
cr'
t;r <.rt
or c.rr
cr' cr' cn cn
<-rr
c.r' crr or <rr or or or or or <.r'
tlr cr' cn cn or or cr' cr'
ME 5 5 = = 5 lrri
a
S.
^'
f,

x. IH
:.J
-{ _-.f _-.J
!.{ -{ ! ! !.{ ! ! \l ! ! ..1 -.t \l { -.1 ..1..t..1 \l -.1 -.1 -.1
! !
: l-{ :-{ .{ ::l Q Q o) Q Q q.) o) O) o) O) (,] (' (' (' (n (' (n (r (r (' A A S S A
a cD
ru J o (o co { o) (n A (r) fo J o (o @ --t o) (' a (,) ro - o @ 00 ! o, cn
t-
o
o
''r'l
m
r]
T.t
m
m
T
U/
m
a
a
Fo
-.r fI]
Nj C/)
OU)
6z
r>
to to
O)('
m
-
-.
zt z e< zz1 zz1
zzF
z
b b
b b
F F F F f ; Sf
==
q f q< q q< q o< o o.< o = f I f,<<<<< 5<< o o
1=^1r,r11o< < cD<
< a>(
--Jr(DoJG)o)6.)-clcri i 19
9q9q99999q9EaqqeEaQQQQQaQQqq lt
9 9 !o o (o (o o (o @ o q _@
o !o o o o o ct cj cj ct o ct o= o- <j @- I-l
69 t$ @ J @ @ J @ O J O @ J cD
N) fo ru N - - J J = N =' = Co Co lm
coco Q o @ o @@ @ @ @ @ @ cooo co
@ @ @ @ co co
@ @
N N il rb N!
L i. -:' -:' I -:' L -:, -!, :. 6 & d 6 & 5 dr rb i
ACDfOJO(oCo!O)CnA(r)NJO
r
o
o
o
'Tl
m
'11
.Tl
IrI
o
-{
m
!
o
m
a
lo
ll,^
l' g
=.
lx6
lo o-
lmv
-nnnTni----- 4Pttt44tttt4uttttt
aaaaQQ@OOOOOOOOooOOOOO(DOOO(DOOO
9.-4.9.Q.@.@.9.9.O.2.q @
@
q,
ur an a q,
@ @ u, a a o @ U> a a vr' @'
^ ^ ^'^ ^ --x'^'-'^'- - ='X'= ;'x x'^ = = ='
YYYY JJJJ r5f f =:lf ===
(Jr cn cn ('l ('l ol ctr (t ('| ('| cn ('t (Jr ct cn (Jl ('| o cn ol ('t (Jl (t cn ('r (Jt ('l (J] ot (n
o
-{!
mv ar
!1
* F{I
B
*siiH
E
F riti
F
ui
tl
I
u
o
a
^'
f,

<o
arm
;a
#a
lz
'>
lU
o
o)
-
o
o
z
-l
m
z
--t
a
{
(p
r
m
o
-n
o
o
z
{
m
z
{
U'
H t i F
fi 6 3 = g
n6P0n2s!n
ry=
r,oTPoS;2oF
Anr, E
Z
d 3
6:
@
z d
: d il A: ! B: :
.m =2 E A E: :
*Hs n
2 8=::a::
.=nm
'.zn=:::.:
.zol-
.oza.
'mi
z
(o
(9
m
-l
o
z
f'
x.
U
AT
F(o@\o)(Jr ..b'(l.)N)J

<o
ot!
-v)
p2
.>
N)
-
n
o
q.
o
f
(,
^r@
= rrr
2g
Sei
-
IJ
offi
mo
z1
m^
Tv
;z
-
g)
(O
o
tl N N N $ rb r, L i. L j^ i i i i i i i i i i i i i i i i
_!, O(n5.JOO5(t.JO(OCo@@--l!.-1.-t!o)5555 5N)
I
3
gg gFgf
qfEH
F
q*tr,9
gqs=edd.E:
*
g F
+
=
€ i {e.- i-=
g; q
R
6
o-=F
: * i =E; ?
*,,o m
SltBq-6E*epR;3tbia!: q 3sY o
a s i s
e
r =
3
=
" q'=
oE-
= = i = 9: 9.
q 9.;,- I q X
9== l Fco<o'=co'== o; =
^<vl-+-<-PJ 'vV)
A6\yAAJJ\yant
Y:;l '6nnHn oTo=>
*g$iiri}ggigggeggg1'-iH
.-= Z
.!)J
'.9 m
'5 Z
:o_{
.
fr;.
,
. I l55e'*'ii.
H6-JF:
:
:
:
6: : : : ^q
X 3.-3= a: ld--€: : :
, g.', : : q=Xa€A;,
E3#€.
: :,, . ; d
A : : ::66=g, ,
tl, J ,-d : : , : F

o(/)
2fl
m-1
t?
l\)
o
Fo
--l fTl
8E
az
J->
ll
c
-
o
-
f
o
CD
s
CD
€
z
;
c
=
-.
C
o
T
o
o
O
<o
on
t-] v/
mv/
;z
N)
o)
I
zzzzzz
oooooo
{-l-{{-{{
mrflmmmm
o(,|5(,)Nr
ll
c
o
.
f
o
o
€
z
=
8r
o
c
l
o-
-.
c
o
a
T
o
o
f\)
9
o)
C'
o
O
offi
mo
z1
lil/^\
TV
>1
2== 9= = * = =z
!8H\==d#9=
:[F 5= T E F iA
>-rr- *< n i tr inp
1eg d; g S "a
it
=;P =i a e I 9
=8262 i p 2 g
,i=; :? 6
E=1 J# ? o j €
6!=3E5f;9 =
rT- Bcn m
+ m .',-*- -I n -l
?3
.= E
Z
\ H
<T O m m
>O-l=r-
i= d : 9
J= = d
: --1 -r
gr o
'T1

I TT=TT ! mr mmrr
h €€=€€B.Eg
aaaf
HE+:,$€=1HH
F **f**
E
g€
g3*$
ifr qa$
ildi E Et
ri3=*hEE feE- o-Ea{F -'
o,EAFga
s
=4*{;?$g
* i**
aiF
5
:;qlt*H il3E33ii-
uq:Fil-aq=
=ra*i* +'a;*fi;=
Sa33sd+
iat'
pg
*
iaali
P
Egr
$;r
0la Ep
=$F
BS ;ii*=: s;ri*e
dg ;q d,
r*e ;--:3 Feo
rd ls f qgg sA+Ht:
4E I 1qe-s 3aP"a
p+ i [=i" ;:q{F
*g ' H F .E8s= e
e= t q E.
5=
!o' 7g. nil +=
>.
7
€
n
z_
z
o
mogc
69=s
F3B9
l?fr -
6
#lE
3 !',n
fix
a exs
6 ==e
xzm
i a2-,
6 o-
o> z'n >
c<
-Fl
A*,r
P;]
m?z
I
5
1
o
CN
A'
=
(Jl
-n * I O <Q
a E F r! 98
d F @ Hcn
\/ JJ< l-\ _:2
fi PFNge 8Es g X 'it
1 H!+d! qFl 1 r B
€ r€?l: Hao = + ?
9-<'o< 6Eo E =
@-^m-
e !u
x iior ?dE = rfl
;ga=g gftr s
j f,Eu= q q:
@==
*_;t:r l5i D
Q
Y
=.6 e
; 9<- sIQ a
EPdog ^:o (r
=6.^,D9 A 9:9 3
di5S,E g g=9 =_
d-as*q ni 3b E
Xa
- 1g\v
+U^
o -=xro
i cn -€
+s8
ra
v =o
i = Q e=
g^ n
::=
:l^
trl.o yi =
^^\L J
=*€ + o9
!rq=-< gq
m-
TV
t=
,tdststE etetetdE
sPRP:3 -;e;F -;=;}
: *Hs; - R* RP r.,r K* Rl*
r.r
YXoDcr)o +X+Xo =X=XO
€uf:$4 gC.eH
gC"CE
d-;i.='o ail H ag. q
€q=-R i9 E ig 3
6 68,==X 3J d. 3J E
q .a-Vd= -3 o -3 N
'- iR#== - = 5 I
: -9< = o
c o-
E a=Fda = &tqS s'scocoP'
g Y-rcd <.l ;-:-:-:- ^jBBH
z +.o: _.{ vruve vr
o :6i-^ m cccc cccc"
al 9 _i,E ilj '@aa'a a@@'a
u --{o- :
E 6-=E,H EEEE E33E
L? -^ x - €< o o o o o o o o
(|l =o =f f f =f,f l
cinAXp S/,?9? ???9
E6 ^'
"'I
s+-.^
",pF{l
=;<lFr.
e-
*:0, * 3.
o_= f, f N
o - o-o o
n
o
@.
f
(n
Ctl
I

I n rn
I=oootifri
fl i=< ; F =9
u - n = -
3 q,vi 6 3O
I =^[ g Fz
6
n\ v N\
o_ :a@ =
q ;99 o
g :yi- l
u, ^',1 -
J V)
6 o*>
A -.
.i.r^b
X oXl
. - +w
i ;r@
o ;sl@
4 Q _>
R d*;
=v ='
= o3g
;
n 6,E o
g doF
^^B
6
li -(
J^>
cli(,
an'- -
?
ol )X >
a 9A o
;=- I
F3; iJO
-oE -lfri
= o Nj(/)
a 6a
1E;_ 42
o = _>
=
-t
o
-
o
-
@
n
o
'Tl
t
UJ
N
n
@
o
'Tt
;-
NJ
-
o
'Tl
6
'Tl
N
-
\
'Tl
n
w
o
'Tt
d
w
Nj
(o
-n
o
o'l
n
'Tt
o
N)
\o
n
@
o
-T1
-l
o
o
LN
€
NJ
€
NJ
€
ul
€
{Jl
w
t!
I
(,
w
;
N
€
5
5
o
F
-
rJt
O
-fi I <
Da,nF
mY>l
i'! - N)
oi O JN)
*$ 3S
= to-
4
=
Ir)
:
1(h ^
a a- (J o <
== o =.<
P)V
"vp -
N) ..'( :
6
r"; d
Y'Y' -.
)
yp (o
O) dr ;?i
@a €
o
a
0)
c
tPz
av
om
:a
ID
p
-
o
o
=
o
:
(^
T
o
('o
-
q)
-
o
C_
9)
=
N)
<o
^m
mv/
-z
N)
-
;' i ig n i*
2i+*
ie+
i-r*q
=g
Fqs
=
l
,3E
5 qt fi q+
H
zfiB
zftg
; ?,Hq ,H
FFF
R
I
: E la i ;d = AAE .,-j6 = Hqd E €."==
I =
= e-=
H V-,r
n .€E 3Eg 3 qd; e '-:"' i m
d!
E
=g
a
ia =
g.s:!'[s:;
z iia g HHR
q
E
## trEE*+EZrt=>= IF=t Essis;
Sf B*n= xe:=qilH3:3 3;;;=6
Pf 5a-- r i'i 6 i -- : R + ;'oa ' 5 v'v'v' m b'
= o!
H e = a o a B a r= 9 A I 1-
ilE I ,g €3 H;ri a. d
E
s I x .2 a ad- 6
3. I 3 Et @
s6 f 6'R- d
,a f rN) JN)
^ - cDN (,(, g- 5
U < J(o JO J < (n
g q coco CDA p: :Y
q q FF FF B.g d
U
E€qEF-
J
(O
a
o
L
f,
('|
offi
mo
z1
til^
fiv
;z
rJ
\- I

o<@<z<z<f
o m o ' .' -@ d fl E Ya
;3E$
3E+
st
gr+
[Eg
it aa*
fia i;f* fr
h
35;6 g;6 ns =-3i H:i ek Bor 3a 98sp : n
*gaE
rig gfi
i=A
E;- e=
ae* +g s=q? ! g
Al=s
=[
il; F1i
qa+=
g; *:* al +a;r
= i
*ff;
;;
;t
-nl
.i*
ai
[aE
gB
HaiH 3
a
ss= P= f gg' 5eE=$*af;etgag22-
493. E=.
€3=
s=
u [; sE
iE
;ifi
3fi
tgil
; d
ai; 1; = :r :: :i ':r A*
;i:ai H
=
iqc
[s
+
i3 ;i fi =$
'?'9;3
i'
F F.
eB:
B: E +i [* [s [g 1 I;$ F !H
e;g ;g ; s
g ga iio, al tr EiH
z
@
= ss! +n
3g
93 qg*( *( 1r
EFEE
=EB E3E r gE $ gg:
*:;
g*i
t E*
; :rB
tEa
ffiA
F
gs
e?r
i:i
*€*
q
'g
=
[;t
l=i ei;
s;t rd
iifr
a:i
5 E
E
5iF
F
gE
sai
E
Eg
'E$
€8, r*d Z lf=e:i*tfr'aEE Ee
=s; 0s
E g iq* $t
3q; =:*
aE
3E fd € R S3F Hd =fr^ g= =e6
o-= '-=' d g E6- <llo x* -o d+
:; e-n
n ;43
;g
il :a :{
fifl
;.i
H
a_
5ild
{s 3; a=
;q en
[. 3= .g vF- - o
=f tr tr il q s$ *- ;3 Fl
z
@
(o

aa
mm
zo
m
-..|
po
P7
I
{>
m=
4i
:l-
2>
6Z
.m
Qr
L)m
<!'n
o
I
=
z
o
m
z
g
.Tl
tr
a
-
!
z
z
z
o
z o rg g sgSP
€ I a; g frff*3
o $ 6 €gK$
oJa
9_
go (()
9)0
l(,
c)
o
U
Fo
;iB
xa
aZ
I>
3ea fi €e;a
i;
g[
fl
Frifi
3;F
P s *=
=l qI d +ifg$
3€5 5 3€:* ; 1a ; Eb-s=o
i++ + 'qq ! '=3
q
liBs;
fre 6 o*g : : A a3g€g
+;:
3 E;i g i i sgFAA
3fq €i *ni = : & F!o'eP
33$ .=At 5 1 e E.adrl
a;l :tq 3 *;gsd*E'
*:; aEi
l[;3$$g3
tu; ;;3 g *3F;sFB
\e ao f o-
z
o
I <o
= ^m
:.!J =Cn
o Ha
I t-2.
-{
zR
oa.
@
z
o
m
m
t
=
=
o
o
o
q - 5' gq
J a: co
E 3 36
d
z
(o
@
= F =R =qrg 5A lp aaP
A 6 9.d e.iE 3o jb xilq
\J = (O
t' (o:ai -J- rt)<=
= r-- r{< L a {.-=.(D
*Ln H \<-
hlcio
o-o
A
offi
mo
zl
m^
*>
rJ
pqEE
aE Es
3iH
E*{
gFl
iiE{
FiEi
il
lF
iiH
'Eii
gF
gi
'si
gli
EEi
Elii
glgi
Ei
iE
#
Fgi
.r
i+
;€
.il
=55
;lgE
gigg
;l
lg
;E
lgg
;
.g
g$
$g
le
F56$
%rq
s;
?E
aa
f,Eg '= f, B:e ;* .u rFi fi$g F E ;g
J

aa
mm
zo.
m-1
po
Fz
P' FIT FdF FdF
o g+i ."=8=
e€i
-IAF -=F E
333
t\)
o
g
Fo
,m
8a
aZ
T>
EtrfiE,
gF fiF 6gF
q.^Hd xx. Q5.-=e5.
E8=- X= oq r.r.oE
*o X o= o-l *ol
ln;F q; q: dqi
i,;ec
sF fl
q
[E
i
[q!; FE aE :Je-
f,:;3 s-= ;*= FE;
arE* 3i *3 q.6r
;'H.6; g: s: gli
silgs- =t JF ?3=
H"*1"a 5 == 59=
'-otn c = :;-
*3=3 3 3 e0-:
s'3il E E 3.=
'(,o
n\
o ='S)
z
o
=o
9U
Hc')
#z
-{>
lo
I
of;
mo
z1
m^
;z
l-J
=
m
-{
:0
o
=
!
m
ft
r
c
'lD
o
o
z
m
ft
g
o
z
o
I
T
{
a
dK 9€
T L.F.-l (D g i
E e:e E+il
E q1e ,EXa
H.
f43 ilsF
; Fr3 *E,B
.e a X.+^
il q=d x-*
s trqg
3;;
=. JSo lril
E =*q 3m5
fi s4a AEg
i g'"e
€::
fr
ilg 3€s
* a9= $da
V ;.:a 5=il
aj? ; +5
igs dri
A
nr
-u=
@ =5'
J+ Yf
--6 oiq)

= <o
a on
o oY:
emY
D |-*
3i'
./)lU o
xo, T
tu
iu
o
('l
il
1l
3
@
o
C
z
o
U)
J ru co
A .', o) ! @ .o d I il d i.u d i d d I! N
oooooo oo oooo o ooo oooooo o
z
(o
@
Offi
mo
z1
go
;z
-
r
Oo-
flg
x
5
(,l
s
tl
I
6-
(o
g)
3
a
o (n :. J ru r$ cD (J) A 5 (Jt (n o) o, ! ! @ @ (o (o i
o (Jr o ('r O ('r o (Jl o ('t 6 ('| ci oi 6 ('t o ur o
o
c
-
=
@
x
,o
8o
3*9
lo
8d
!'
I
(tl
5
a6
a
n\
3
X
t\)
i\)
(tl
il
Frd
2\F L
Y6 :l
Ir, X O-
7Y! a
|#
-t
t>
tu,
U'A I
o
2.oc
FV
=!6
TEX
tl: u,
w'5
5
II
^
;I
a
Fp
sa
5o
5=
eb
fr#
ll
c
o
tD
o
(o'
J
:f
o
L
-
a
=
o
o
N)
(o.
-
o
I
:
€
,^'
J
o
f
t
9-
:t
a
@
J
o
o
N
t\)
a@
mm
2c),
m-
no
PZ
I
5
o
Fo
-.r lTl
8E
6Z
I>
z
@
@
x
-(o
O @&'.lOO SONr
- -oooo ooooo
N JJJJJ COO,5N
N @{OAJ ooSN
o oosNO ..,:-;-
a FLoi,oiui! o-6X
o N{N)OO q@OO ul'
N NJJJJ @O).b|N
NO{UAJoooSN
N 9PPiP Ldiri!isi!
o oouSa @5@qo
{N{O@5OO{rO o
N NJf JJ @{5N
N OCO(IOJ NOOO'5
I NP90Pi iiirinaA
@ &{!o)o @5oqo
{ o @ a @ S 5 O N Or'@
N
NNJJJJ@{ON
N OOOOJ 5NO@O
:t 9!v9trP l{{b,b)
o o@@o@ @oooJ
m o@5@o @oo)o5
NNrrJr@{OO
N OOOFr '..JFNOO
I f!rP:'9 bioooo
N NJJJO OO-OJ
@ 5@SOO o!JO@
5
N NJrrJ @!ooJ
o o@o5N @!OAJ
:. lof9sr:. i!,-bb
! 5O@ON OO)'ON
@ 5@OOO @NO@O
o
N NJJJJ J{OOJ
O JCOOSN O@!OO
P :'9f9P :-LoLobi'r
o ooooA 5ON!N
@ AOO-O -O)OA@ o
N NJJJJ JOOOJ
O J@O5N OJ@!q
o !':-9f9 Pirirai
@@o{{oo{N{a
OqOO-ONJO@N
\
NNJJJJ-@OOJ
o -@!5N OoJ@{
90 Pi:^!of 9{\b,b)
' OO<O@o @{N@o
o oJor! NO@@{
N NJJJJ J@O'5J
5 J@{oa O(roJ@
o 9DPfl!9 PioiotDb
o NNJJO OOO@5
o oJ!r){ oo50N
*F
o @6{oo 50NJ
5 SOONN
sn P9:.:ls Fo!r9f
A@N!NOJO'OO
o N@or@ 5O!a
@ o!NOO 5@NO ^l-
5500NN
o roN{o @5@50
b i!riub- irbbios
J !5000 @oN@o
a !Jo@o {roo5 x
5 5OONN
o -!NOa @A@oC
i! !-b-.ii biriosic
o o@oN& oJ{5c
o -o@o{ Jo@a! xN
AAOANN
P PtP90f 9f9Sr-
{ roroo o@aoo
N O5r-.15 000(oo
o 50NOO 5@A1r x
AOONN JJI
brirba ioaaDbeD
@NOO5@NOO5
{
{x5
SSAONNNJ-
! o@5@A Oo'oN
b binbaio sbLrbi\r
N@O-@5r{AOO
!..q@5@Nooa@ -(I
A5A@NNNfJ
o o@5@o ooJ!N
a, irbAios bLo!i.l{
@AO{OOON@ON
ro@o!ro@a{N x
5aO@aNNrJ
o o@50q JoN{o
ii iosioirb Lo{i!\*
o@oN@oro5J!
AOO!rO@O!rO x\
SOOONNJJ
5@OOOr!N@U
aioLrbLo {i!!-b
o-o50 {oooN
NOOSON!JOC
@
ax
SSAOONNri
6SOqJON{OO5
s iotrboi!{ i!br-bb
5 O!O@O N@Of @
N OOSON OOSON x(o

3
@@!ooFoNr
oNNN-JJ@OO
N@OtQ@OOOON
90 snN!ostf :.5b'b
OI'JFO@ONIUJO
o!{oo50q!@
o
o
ONNNNJJJOO
cD @o(Doo) 6o@oo
:' 90Sn|\J9: l.bobiD
(Do{@'(ro{6@@
oo(taoNrJ!@r
o
o
oNNN)-J-!O
oooo{ (DoN)@o
Joooo{a.: .-JO
@oNAO!@!!O
AONJO@@@ON
oo
oN)
(!N)NNJJJ-.lS
o!oo!5ooN@
oN@oor@'^: .--)o
JA('O@ONOOA
luJo@o@-.1(oJN
o
o
@
O
o
o
(])oNNN'rJ{.b,J
AO-.15O'.15r@OO
:- sD!rN9: F.'\io-
NAO-.1@JOO$ON
JO@@{OOOONO
o
o5
ooNlDN'fr@5J
5r!SJO.btrN)@O
| .-PPPP )fbiea
so@oNAo@Nro
@@!oooloJNS
o
o
ONNN-JJ@OJ
J@5r@OJON@
.aluloP9 990Loso
@roq!@ro@@
ouSGoN-l\J(,o
a
\
-.t
!
o
oO)
ooNNNJJJ@ON)
oJ@or@oNouN
:' Fo!nPP: |:-insio
ofo50@oNO@{o
OA(!NNJO@N}O
o
o\
ooNNN)'-J@0N)
oNooN@oNr@o
| -90srP9 :tbbi!
fJ)(n!@Jtu500o5
(jNJOo@o!o6! o
o
O)ONN)N@ON
o N)@oN@ oNofu@
>r liloPP 9)iraoi,
o@oJoo{@soN)
ro@@o!oo50@
o
o
a@
mrn
zq
m=
IO
Fz
c
g
(D
-
a
x
(,
i\)
@
J
tl
-Il
o
o
=<
:i r|!
f,g
aai
l?t _1
zO
!rr
mm
or!
a-l -n
g
X
6
cno
ilo m^
P *ri#
Y 6CN
e ?="
z
o
(0
@
o)
!rr
mm
orl
a-l
Pd
f;E
ax
lt
(o
c
o
r-
o
=
J
f,
@.
f
a
f
n
o
t\)
<o
F gu
9frz
x N)-1
o
:" o)
tuT
z
(o
(o
@
-1.1
o
g
x
t)
o
(Jl
il offi
? mC)
R Zl
iit To
- 2-
-a, t-
m
{
m
!
a
o (n i ^- Iu ru o) (l) 5 5 (n (Jt o) o, ! ! @ @ (o (o -
o ur o cn o ot o q o crr o ot o (Jn o (.jn o cn o
o
c
J.
U,
X
I
I
tl
TI
l] o'
mo +
trl
-.t
foAoodtiddENNtsuSs
ooooooooooooooooo
l1
(o
c
t-
o
(o
J'
o
a.
f,
@
@
5
o
t\)
r\)
\
@@!o(I5G)l$-.
a
5
o
NNNJJ ' I I
:rli90sn NsoPs, | |
sooNN-..oo,llO
SrH33 sRES:l=l
@
o
@
oNNIUJJ
:|-909n lu9cPPg
!oooo5s500
o@5@acsooro
!@roo!@Joo 3
oluNau'
:- 9o|:.PSr !u!cPsrg
oo(o(o@6@!!oo
OA@5@OOOO(nJ
oNlo@oNso@o 3f\)
ANNNfT
:' 90snN!oP s!P:{!rg
ooNNN-J<)O@(O
@a@oooo(Iro..
SO@ONAObONS 3(,
tONNJrr
90!jN!oP sn9:rF-
oo00aacooNI)
(nOOOorOror
-@o!@rOO!@
O
@
@35
ONNNJ.
lD 90!n!u!oP P9:}'i
o@@@o-,1!oooo
ooooroJoN{N
50@oN500oN5 3(t
ONNNNf
N !oP9oPr.r |9:|-
aNNrrOo@@@@
OOfOJON!N{N
(o-o(r--l@roo!@ 3o)
NNNNJ
fo9,tr9) !:-P!rN
oOFFOONN--
OJ{N!N\O@C!
o@oNAo@oN)5
o
N
o3_.t
NNN)N)-
Io9P9:r f-9o9P
@@'.1'{ooOO55
!N{N){O@O)@O
oN)so@oN50@
a
!'')
@3
ONNN'
9>'fi) |:-90!nN
Jroo@@@@!!
{N{O@O@OOS
o!@Joo..t@'o
N
N3

3
@@!o('SoNJ
oooooooooo
(rooN)Nr
!o 9-)l!ifo 9:,r{!D
OSSOOO!@@@.
!(D@(rN)@aJ!o,
ooo@N)oor5{, 3
(,ONNN
!ri:{}9 Ple90}o
@@@oo-N)N)oo
N@(nr--lFooo@
!OOO@NO@J5
o
!
5
OONI\JN
NNOSAOOO!{
N)@5O{O@ON@
ooo@N0@r5{
.
o
!f
N)
SOONNN..!
I Plu90lP Plu!o!Ii
(IOo!@@@@O:J
OJ!AOON@UJ@
Ja{ooo@lo(n@f 3
(/)())NNN
:.rP9!nj >!sD!o!n-
OOJJN(D(DSO(n
o!oooNoS'{
@Ja!ooo@N)o
5
o3
5
AOONNNJT
:. :r9!o!t. :!rlo!t:-
osao00-.1!@@@
OOolo@(n..@5OO
@NO@'5\OOO@ f
(t
SOONNN
:. :{!rsosnlu 9o}99},
.-t!@@@oJJNN)O
O(OON@S-!O)@O
ruo@J5!ooo@n) f
SO)CDONNJJI
N@5OON@AOON
- -i!aoirF. iiitb,b\
N)@Or'.l5Oo)OOO
o@N)o@J5{OOO
\
SOOON)NJJr
P PfPPlu SD|:':{P
o(no..l\|@oooor
AJ@AO!a)@ON@0
aGO@N(n@r5{O
AG)OONNJJT
N@0'{6@or-'lo
io irob'-iu i!irsait
J!oooN@or@a
OO@NA@J5!OO
aa
mm
zo.
m=
po
PZ
o
o
==.
3
o
o
@
X
ir>
(o
5
8g rl
42-
-tJ f
=JA
<= 5
rqm
o
-t1 @
lni -
mn
a0i
ITI -t ^
zo=
l=A
t-l 3 J
FO !D
-tr ''
ils"
P
(x
A
tl
o
o
:l
=l
3
(D
o
a
fiF
Ed
gg
{-r
=f;
il*
lt
c
o
I
t-
o
-
(o
f
o
f
9'
:i
a
J
o
o
N)
z
(9
I
@
g
Fo
Jm
8E
az
->
<o
otn
mv/
iz
-{>
f\)
o)
I
=-
3
o
o
X
2Lo
C)p
:r+
mil
(n =
\/ (D
ma
z
-l
m
ilt o
fla
ax N
A
ll
11
f
=.
o
o
v)
z
o- ro
(, A(J,
o)
-r o o ;i i ild i old id 6 B \ N E N E
lt
c
o
i
t-
o
f
o
=
o
o
o
f
o
U)
f
o
o
N)
ro offi
mc)
z1
m^
*>
rJ
(-
-
=
@
X
o
olo
-^
NA
@@{ooaoNro
N)
o
o
o
NNJJf
N)O-.lONO!ON
9otr:l\r:r -pp!r
ON)@FO ONO$
OOOOOOOOO 3
N)
q
I
o
NNJJJ
OO@ONO!ON
:'!rPlso |9psi:N
'!O@OJ!O@O
55555AAAA5 3
NNNJJJJ
cD cooocn(, o@(t(,
so !r90N:rN P.!n9!t
ooN)@5ooN)@50
@@@@@@@@@@@ 3N)
N
o
O)
N
NNJTJ
O J @ O O O.@ O O
ooooS @(Doo!
i\rtosbbi iubsbo
NNION19 NNNNN 3
N
o
o
NNJJJ
(!J@OCDJ@OO)J
PSi:lu:r :,Ps)!no
-{o@or{o@0r
oooooooooo 3A
NNJf]
5J@OOJ@OOJ
:-9999c f90P9DN
o(oCnJ..looOJ!
oooooooooo
N
O
!o
3
NNNJJJ
orrJ@o.sJ@OAr
!c !rPP:lu P:.P9!r
N65OON@5OO)N)
s s5s5a 5554S 3
NNJJJ
5NO\l .6J@OAr
ooooa@oo6!
irioit-\ LJioLnr\
oo@@@@ooo@
N
!
-.1
o3\
NNIDf.
'-lAl!@!5N@!5N)
I gogogol'J: :.P.!rg
oooJ!o@oJ..1o
NNNNNNNNNNN 3
NNNJJ
6NO!AN@!5N)
-P9!nP 59rP9.N
aoo)N)@5ooAJ@
oooooooooo
N
P
@
o3(o

N) z@a
866'
;<<
=o<o
r^ 3"
"-j-xx.
=3;88
--FE Sgf
J J ru fu G) o) 5 s ('r cn o, o) \l ! @@ I qP A I = i fl= [6x
o cn o <rr o tn o ol o <rr o <rr o <'rr
o ot o<rl o <rt o <rr o crr u)ltt 4=3
l----l==!---l----J-;L- | | | | | | | ,l ,l I lr lr l! | rl rl | | 9 n 3
| | r I r T^---f---T---f--T-l- | | | | | | | | | | =sld.
o ('t ru Nl o) (r) 5 5 cn (n o) o) >l ! @ @ (o c0 =: F?it
o <rl 5 <r' o <rr b <rr 6 trt o oi o tri o <rt a <rr I
" <P :.:
-6 -
-=
- UiO - -:
N N o) r,l s F <-rl cn oi o) ! ! @ @ e !9 e P 4f 5
o (Jr o ('r i5 ('' 6 ur o ('r o (Jr o (Jl o q o ('r o (n o' 9 E I
r Ir I tr t, I , | , | , | , | ,
| .l ,l I t I l, lr |
| | r I d il'
d
llllllllllllllllllr ^-^
o :' r$ o) s (Jr o) >r @ q) J J J J Jo]6 i A X ii=ii
o o o b a o d a o I6 I I E 3I d 3 E ;Ft
m z: !t^
-'l ol o !?
ni 9]i6
fl 6'qE
J(- a ErEd'
"e= 5F=
oid^--t.D-.o
e Xx I e=9
6-"JE
_t(D
FO
aa
Hq
tz
ll
-
o
sn
I
a
q)
-
o
o
cn.
f
U)
o
0
Fo
-.r l'I1
8E
az
J>
g)
(r)
<o
/1 m
A@
ie
'>
f\)
-
o=
>=
i-m
br
z>
U'T
=o
=>
MF
Tb
>z
-a
m-{
zO
trtr
{{
mm
trrt
@u,
I
I
ft
o
P
-
o
:
o
q
l
a
U)
J
o
o
=5
LL+V
-t-{ o o
mm ;=.
u, -: q)
aQ X_
m{ i. !J
zo i\5
!.
9= rg
=a =a
i-m 5v
br 9l
z> Xr-
o- Dg
=9 c,5
40 0=.
>z;o
-a Ya
l\)
offi
mo
z1
q6
;z
l-J
SONJ
5 ooroo
A SOONN
ooof{N
| 9P90P:{
OJON!O
o 5@NOO ia:a:l=l'
SAAONNJf@O
OJON!OOSOOA
I otrl'J:J- iPabiI
-ON{aOO!'OOs
a@Noo5@aloo r-
SAOONNTTJO
OJ!N@O@5OA@
P 90P!:'P 999irb
oN!o@a@5oo@
@O!-o@O!-NN T- N)
}AOONNTJJOJ
oN!o@s€oo@o
@ N{roo oof bo
iu rilbLio sbooo
o{Nooa@No-lo r-
SSOONNN+fOJ
!N@O@5OOOO@
N !JoOo OA@b)J
! Lotoa@a bb-so
@NOOSONOOOA t'- 5
SSOQNNNTTON
! AOA@O OOJ@N
: :-P999 fPP--.J
a @a@5o oro6o
a!-o@O{-o@O r(n
SAaOONNTJ{N
o o@5oo ooJN!
:- PP99f 9PP!i!
@D@SOqjONA!
!-qao!roooo r
SSAOONNJJ{A
O !@OOq JON!J
P 99919 P90NirlbD
A@OOOJON{@N
NOOA@NOOSfN r- \
A 55OON Nf JOO
@5OOOO-!N'O
9 99|9!D 9DN:rbto
@OOOJON!NNO
o o5@o{ Jo@{o t-
5 ASAON NJJCOS
@ooqJoN!ooo
I 9i!oPP N:{-iDtrc
q OqJON {N@{J
r o@o{f o@oo5
r
r
o @o{o)o 50Nr
N rJrrf
J @{ooo
@ {oO-@
ooSN
{osN, ul"
NNJJJJ
N 9f9P.^ 9cPlP9
N O@OSN O@O5N
-.JNNN
@ @o@@@ @@ooc o
NNJJJJ
NO@OOJ
'a i!bbita 9:{fl'r9
NOOOA
AOSA} oN)
NNIJJJ
N OOO)Or
iNi'h;h
o oqouo
!]!9NP
SNOOO
00000
NNJJJJ
N O@OAJ
bo b,bi$bao
! {!{{!
@{ooo
{{!oo A
NNJJJ]
o o605N
b bbrbi!b
@@@@@@
6 @O@@@
!3:9Pi
ooSo' CN
NNJJJT
P :'PPIP 9)J9P.
o-@{oar@!oa J+TNN
@ @@o6@ @@@oo
NNJJfJ
P :-!oPlP 990PS!:'
o (,J@{o o-@!o
o ooooo aao55
! oo6o@ @@@oo o\
NNJJJf
o :.!o:{lP 990PP-
! qO-@! OO-@{
o qoooo ooqoo
! 6060@ @@@oo
N NJJJf
o r@!oN OoosJ
s tgeiq lsq6E
{ oo&@@ @@@oo

aa
2E
m=
F2
N)
9=
FM
b:0
z>
ar
lt
c
o
Pc
9_@
cx
9o
i-o
2.O
o
f
a
OE
cox
xd
;.- G)
'^Y
O)
ilI
_a
fx
OA
6i's
:ot
rr.}.
XJ o)
p
dl
6;
I
otoor!\@@(o(oQ|
(Jtooio(,1o('r'o(Jro
o
U
Fo
-.r ITI
8E
az
r>
r
=
m
fl
a
I
I
fi
J
o
o
fo
n
w
O
sg
CDO a
JJTUN('o)AS
O('rO('lO(,|O('rO('l
o
I t8 8d
E dd EH
NB HH
gg gg
H
gg
E
q)
(])
<o
nm
=a
xa
lz
t\)
o
-
'a1
E;E
sDgd
6)9 Q
q)(/,!a
51
9
a6v'
xEx
{"i.,
E5 rr
ilo:
-i'sn
q-oP
(/,oL
-=7i
l9 5
los
-n
.A
o
=='
6x
SP
@^
a
offi
mo
z1
g6
;z
l-J
U)
J
o
o
O
o
o
-t
O
ra
No
Q=
fa
e3t
ru N oJ gJ A A (lr (lr o, o, ! ! o a- ^
o(,o(,t o(n o(Iooto('r o('|o(,to r
q-
O(Jl oor c)('| o cn o ('lo ('|o or o (Jr o(,l ocnB X
i\)
o)
oA
rc
E'o tr
u' F.,
Ja
J J N) N)OJ c,r AS tlr<lr ol0' !! @ @to(O O I
o('|oor o oro ('r ou o(.'l o(n o('r o('loor o n
V
o ra 5 0) @ J + a J J N ro N N t\) CO co @ (.) G)
o o o o I B E I I 8 B t 8 I 8 I E I gr
m
T
a
I
!

c)@
e$
m=
E?
fo
5
T-{
(r)m
J9
xll
.nm
Y
il{
ol-
on m
o
oz
x
t^m
=ll
:' u)
O)v
lU Z.
tt u)
'T'l
lt
c
)J
-t
o
o
o
f
o
v)
^'
@
J@O!O
ooFoNJOOOOO 304 (; i,{
oov
SAOA)OO o
N O @ O A N-
o
o
Fo
-l lTl
BE
az
r>
o
o
o
a
z
E g 8 g E E 5 E g g g g g g B E B E H E d.;
<o
/1 m
-9
p2
-{>
tu
O
-
0)
o)
=rueslrrs,>r@.od=ildid
YOoooC)oaoo-o6o6o
o.,'6dg3gEE&gsg !!@
O(JlO
e^
uio
xs)
\X
l\) J
"g >2
irr o
o
(oT U)
QP u)
Jf, E
ao- o
-6 C)
=
x^o
6-P o
q-^i
-=P
P: S.
36 €
(n
aX ll
.b, \
O) CD I\)
@co
ttt
tl t-
ffr"
fx
T
z
U
a
6
or
=
m
a
a
o
@
'11
m
r
offi
mo
z1
TO
;z
rJ
I
lt
t^
-
a
o
t-
-l ='
ox
c
--
=v
OA
oo
J
|,^\
^
-
o
I
9.
6
=
O
o
@
o
-l
.
I,Y O
t-
-'1
m
J J ru ru o, u, a a .,r .'r o, o) ! ! @ @ .o .o dA
e er o ('l o ('t o ('t o cn o gr o or a (r| o ('i o q o
I l, | .l | | | J | | | I | | | | | r | | |
| , I i I I | | | r I I r---T---*I-x
oo,ddBEgEtEgsgEdS
c)
-tl
a

U)
a9
o fl#
n
=a
= -T'l
<6
1l
m
:0
t
t-
r
z
aa
HH
f2
lo
lt
o
;
c
o'
o
9.
f
(,
=
o
Fo
--r lTl
8E
az
I>
po
wo
\
O

<o
/'\ m
v/;
l-l w)
!2
.>
N
O
I
-{
ID
r
m
o
'Tl
o
o
z
{
rfl
z
-{
@
t
o
a.
o
f
(,
=ur
Sm
fo
>{
=o
Oz
Zp
a
tr
=a
-m
-1 l^
> \.,|
-o
>z
(n N)
^t T
'in:ruNNNNNNNN)NNN o)
(o
o@@@@@co!!o(n(nsco o
I
N)
N)
N)

I
I
!
I
I11
mz
oz
m
a
=
ID
o
J?=<
i5
d_r
€E
93
o
f,
gF
-Tr
= C 6'i
nr 9T- =
# o "; J
6d6R5
n_
i qJA'rr
F:He
p^
E-
v,
nr
NEEd
888;
TT$=.
o o o,:
aaaE
ura@6o
9=
=.x
=3
(o=
91 3
pa
(D;
o-6
e
z
o
m
x
o
o
ro
o
a
!
m
rfl
C]
@OCD s=s N
!
x
o
@
6
19 o5
oo );-t\)
*ru(,r A
(o @x
a
O(,Fr
oo-
f,oJ
€o
+)<
EE
o5
€6'
@
8€P
5(D"
-of
- o_o
€e'
=x
n-i O
6o-
@=
J
@'
-v
On."
35 q3
;-'I C +
(,)qYi
!l=oY
HK36
*5iF
5e
o@@n
- -- v
<ox-
€ 9iid
-.- \yA
^ =.4 X
p\va
Lpv6
x'i -. o-
Y sf *
d6'
oo'
4ag
:^,x
<i;
a'
D
m
=
T
x
@
N)
5
:- lT]
la
-1v
^z
z'v
5
,l> F
Ei @
c'6 !
NP M
rn
5s
6r l-
q=
@{
g
:{ -:
30
o.z
;@
c
o
g
=
A)
@.
f-
f,.
o
0)
f
o
o
0)
d
(t
J
€
f
lt
c
o
(D ro
=,J
6">
Rg
xx
xx
xx
xs
X-
=
F+.
rox
R6
6a
-.1 X
\J
mc)
rm
ru (/J
9z
r>
-Tl
o
U'.
f
(Jl
I
I
I
a
I
'n
mz
oz
m
o
=
@
o
9e=
H
A:
*= d
g3
o
f
['F
fBd.Q!
g o oT; J
3aa;F-S
-Nt- *J
sqdgF
i_
rr-.,.,
$ 6
nr -A
f, y,!
fAv
v. tA
fU f.l ,r, R
888=
OOOo
r=rlf.
u v v-
v v v/A
c c c-
J))U)
**4U
U,U'@Ao
I
o<
=.x
(/)='
ar
o-
o;
n= -
z
o
m
X
o
o
U)
o
o
!
m
m
0
OJ(l)
o@@ s=$ 5
\
Jx
o
o
@
t9 ot95
OOO E*u At\)
x
U,
OJ4
U
HXo
5
sa
€e
='x
€E
='o-
8=
ea
U'
+J4 0
EH:
P
55
€o
='x
Jc)
;io
1Js
6'
=3 P9
a'o = e
€
qga
frge:
=6'+X
^. ^ \Y
*-+
v:
5q
o(,(/,-l
J<UA
-J 6 v
KOX-
=
961
+\e6
J0)XV
o=oA
o)- oX
sEe{
^ ^ ='-
Y*)*
raj
o
:3it u
YX-
oi!!i
+.s Y
9 3'o
r^.x
<i6
f
U)
!
m
=
t
x
o
<()
r-\ n-l
-v/
rTl v/
;z
'lt, >
I
T1
9.
=
('t
>
-=
,*r> ft
EA A
6H 1J
ru6 m
r^3 m
=e
='
o)l
=-
:=
a{
E
a{
=o
=z
€a
m
^:
pn
6
A
ta
f
o
f
o
o
TD
o
U)
J
€
=
ll
(a
-
o
otr
o-
6_>
aa;
N!
o)o
oo-
@r
JL.
{a
5=.
$9)
60
o6
J^
'a
o
o
N)
T-
=a
-im
> \,1
Y>
(, ro
t9
(tl

.T
mz
oz
m
CN
=
@
o
J?=<
x;x
*= d
93
E
m<
xii
Tac6'i
^\ U-- ='
.ii o ";3
d ddqS
TJ
loAt
-v ^i
I -A P
|_+60
pn
Ei:
a
ro r.r c, i
ru(oox
oooz
oood
T--Jt.
v V V-
o o o,:
aaas
urao6 o
9F
=.x
='<
.d<
91 =
E9
od
o--
-
0
z
m
X
o
o
U)
a
!
m
m
o
Osd$ E
\
x
o
@
@
lu OS
OO )x-ru
*N)(t sN
x
@
O(,)r-l
oo-
€o
=x
s.o
oJ
€tn'
@
Q-cr) -l
5(D-
-of
€o
=x
fiio
Es
@=.
6'
lo
Onrv
-\FJ
5(D x o
a'f c #
sq=:
EAsX
1Pn'J"
"FA=
5q
OUr@t-1
J<VA
<ox-
€9ii6
le X
I
:{-axc)
p\ea
Lpv6
o'd-= a
d6'
f
o(,f-l
(Do"
i^,x
<i5
f
6'
!
m
=
u
x
a
f\)
A-- (n
=m
-i \l
la
-{v
_-
z'w
I5'
,lP n
ET @
ci6 !
NP TN
rn
-o
6r l-
=.
9s
Vr{
g
:-{ -:
=o
a.z
;o
o
d
f
8r
9.
=.
o
=
o
o
OJ
d
C'
J
{
f
b
=
,*!> :D
EA A
6H !
N{ m
-rs m
=o
=
o)!
^'=
x>
a{
E
a{
ilo
=.2
€@
s
^a \,,
pn :
U
p-
6
(o
:.
=.r
=
o
o
0)
o
CN
J
€
f
lt
rn
c
o
oF
o-
6_>
u, di
luro
o)o
oo_
@r
'{A
5=.
A)0)
AO
o6
'u)
o
o
lt
c
o
!? ru
6"
6'>
Pg
o)o
9(D
DA
5
-=.
NX
R6
H.A
-.1 X
a1
m^
rm
N) (JJ
?z
r>
TI
o
a.
J
('l
<()
a\ fri
rTl v/
?z
N>
I
I
v
9,
5
(tl
r
3a
-m
-lx
> \.,i
\J;
z1
t9
(Jl
I
I
I
I
I
'n
mz
oz
m
a
=
@
o
8=F
E
a=
*?:
93
o
gF
+Bd-QI
X o oTr; J
6aa;F-5
-41 - --
Fqqff#
--
I JTO -
D ra-
v*
s, vi
NEEF
ooo=
oood
-BTT=-'
o o o,x
c c c-
JJJV)
fr888
o
o<
=.x
(o\
g7=
(uf,
od
o-6
c
z
o
m
X
a
CN
!
m
m
o
OJ(' \:* 5
\
x
$
a
N) ot9s
OOO Xrf\)
* I\) (t 5to
x
a
9J4
U
H60
=
8_3
€;'
='x
=E
fO-
8=
eu)
@
9(/) o
U9A
<o-
=ol
€;
='x
*o
1Js
@=
U',
ila
3Y
I a€ d
X -l -+
H98r
-6'+F
ar 6 \9
Y=
do
oa@-1
J{Vn
*(OXr
<v^A
5.3:=
+\va
Jo)x\i
g-=8n
Sqss
I o5'=
(Dv'
o (/) f-'t
ilR=
4*=
9 3'o
J^.X
J6
<i;-
f
U)
7
m
=
!
x
@

t_ w)
P "'m
-
r =i
a la
!=>
rTl Y r.:
m7
o
2
o
o
{
o
T
=
I'
x
z
o
@
Or
:t
<='
=si
J(D
6's
A-
^r 6'
!D
-
f
tl)
g)
f
5
q.
d
o_
o
@.
f
=
!D
-
OJ
o
D
o
o
c
f
o
q_
o
€
o
o
o
o
f
o
€
=
o
o
=
!
x
z
o
t\)
A
:
@
N)
('l
5
s
(0
5
A
o
Xf=
>tr>
=of,'
m
x.
g,
.(f
o
=
=
f
?
c) r'1
=o
o'd
nrO
-oa
o3
<g
;o
=^
:E
90-
-c)
=ii
3
-q-cd, =
=.;AIY
966di
,d
l.a{ !l
s
Ls,=-9
F
ilo; q
e:9.6 B.
6r--.-
x JX(O
='+=-
ifi;,$
odPF
-^l<r
SAaE
:
3
Di=I;'
H i d.==
-'= = -'-
o J,: c/)
+
F5I =€
YJo!)n
X(/)f5.}/
P
8,o'=
E
..8= =
g
r 3xE
= I Y.T
-l (of
=. Tl!
[p-
?#
=x cD)-
O Y Ar
s:Yb
=15 €
a'
(t
o
z
I
o
z
o
m
lt
(o
c
d
to
lu
>
6
Fo
o
5
6'
T
(o
a
ro gf, tr<ry$ !
6 fi3iFgF
:FFFi3Eag
;
jubS#
n==itiFF
i
*5qsEq
HaiisE:g
E
se^tr$1q=*ii;Hql
=
ed 3f;8=*= =g$i$Tsx
=
*+E:t
g1^,[;t#,=i;
4
9fl.=g[ d:q€ss-gq
6
r!ga: ddl*;i
eE
a
sf
;s t SEfrY
E 3xff TJE
+386- Fal
-d.= 9pX
a35 cd$
F ig* 33
o=\J :
; q,
Qo
mo
r-m
tu C/)
o)7
r>
ra $'1
-1
'1..,
>
I
t-
1a
-im
>(l
-t=
oa
Zz.
(, r\)
q ig E r ] t ro
*is€ EeEEg
I EK m q qEe m
H 11 ! F sFF
F
q€st it=a
3
frg = F +A l
8 '*3 6 ,=i;5F:= =
cD o J --i:={s8 =
q * E ;rF1=Hp"
;
c 6 = g[;==ge=
=
3 2 3;BQe- Z
= q :::;Ri @
d = E+<a o
; B ddfg
1
q^ E6
a z A I
eo
oa
tt
c
g
.T
c,
9.
I
o
€
'fl
c.
o
c
0,
5
=,
I
T
o
o
o
tr
o
:{O
E
o
qt
c
o
#€
EB
q)-
Ef
oq,
CL
E<
--
o=
att =,
PA
dd
1
-o
o
3
o
o
2
@
F
c
3
m
z
I
I
t'\)
o
-
-1 f
F0)
6-
rn
o
f
N)
o
T
U)
I
I
I
E
m
0
tr
z
m
=
z
=
A
Ln
(Jl
i-
=
.T
t\)
U
-
(Jl
o
o
U)
O
TU
A
('l o
1]
N)
5
@
o
T1
(Jt
N)
(tl
=
:E
t\)
Jlr
-O
r\)
?o1
o
oea
!7ir
mYm
!*m
5E;
z'at
oo
iv' (tt
r\)
F
(tlo
T1
s
@
oo
'Tl
tu
!3=z
>z!
xmv
))
9.. T
g.' c
N)
/,\
ll
€
(u
-
9-
n\
*
5
U)
+
-
c
A
-
+
=2
>
d\
T
=
ta
U)
a
J
6
J
+
r\)
to
--l
I I
rF'
:.
f
o

t- u)
<x
-1 ---{
la
-v
z,u
a
O
mo
r-m
ruo
a2
J>
r
g eoo I
=. .:€ rJ
el 5q 3
6 rf-' \
; =F ra
F J1 I'
5 =_. !
o? rr f f-
i e+
5 LC -
;= +
5 116 -t
cL ;if =
-1
Y3(',E{
5:0
JF
(OL
Q'',
=
EM
d_z
+
d=
:
uft
oX
oZ
8.o
ou,
(i
=.
a^ \/
P-
A
g)
o
g
c
3
.tt
c
q
.Tl
o
E
.r1
q
q.
o
c
g,
5
z_:
!
o
o
o
tr
o
:{O
3
E
o
!)
o
qg
EB
!rr
5il
CL
3<
dE
oa.
E6'
aE
q)
o
o
3
o
o
-
2
o
{
f,
c
=
m
z
N)
in
nl
:-
-lC
=cu
XU'
o
m
f
t\)
C)
U
!
m
o
tr
z
m
=
z
=
=
P
(tl
sn
(Jl
='
-
t\)
1l
T
I
('l
I
CO
T
CJ)
o
f\)
A
(tlo
-'t'l
N)
I
5
o
T1
ul
t\)
(tl
I
N)
J
I'
Tfo
?('r
oeo
TAD
mYm
33s
e=l
TJ
a6
fo
5
(tl
o
-T'l
5
0
-T'l
-{ 3=z
>2tr
xmv
_-3==< 5 t
'=ooo)o = |
vx x x x m "t
:= =-=
='
FZ=== O
< < < < r rl
-=
?f -l-r1 + E
*q*{ F d
!c.: a I
(d
-aP:
.-- v - A
=..i=5 = .
='s€o- - T'r
-*o-,4' A o-
t!.=.(o'= €
'r^i 0) *- f :T O
I Ef;.-R !-
^r /.\ W v' d\
= 65At 5
T O-F
8. oIaB A
nvr^
-v(hwt
xx) sro
-
drd
(oo
of0) *
af (o
g)@
*
ua
-f
o
o
f\)
J
A
(.Il
Y
I
ru
@
T1
o
='
f
(Jl
4 1F' ,l-q
\
atsiivn|R i\!i;'f|
tw
Ert t-1
u,
v /^
oY2
I N>
{8
tr-
=
{
a
o$-n
PI6'
rriD*
=-\u
nr ii
tiv*
x-{v
Y=rn
-1",o
9€6
='
sn6q
-=
oq)
:f
(/)o-
naf)
.o5flTT
q= dd z
q€:{
6DY.rTl
6aort
Cf-
qPo
= a EqB c i
r' -r 8,Hb p O
= ----. E q
tr' ). oi=r f, r,
o9 oC)q
=-
d =a e ?
d ; \ev'
=
I = sor
==
J.
Y. I $o l-
O- ==
R ? 3* =
g 3 xV -{
= e ;= a
Y s,- Iu o:
d = (r+
= X ='!Y
.n 4H
9 '6
Ee,
'fl
s.
@.
(tl
'Tr r =€€8 3
- d-
= d id[,H= Z-
E; d*=i I il sgq€* rr,
H: EEts = H ff,gd-E
E
"*q
Y'I$
b t ,Hg=*H
S
F?
1 ii E
E sga*r
E
58 : 'n fi #e;'=q
=
;3 :: B : iEl;F -d
3q : { 3 3S8dH.
Bl .. 9 ,* lEerl
:3 :: = E i*IAe
x= = =' :<e--
iix J g tod=.d
o-9
[; a -qiEq
,s6
s6 € i*q€
gH 8F o e.5
aH . E Fqa
,
- (n - - f =
e ,N e6ri,d
JJA
o o= X:
=' =93'9
=30)*3
J Ar -.nr
.^Y P
=
f
f.
f
c
zP
O=
m
Qe
<=
-o_
4='
t-
2r
>v/
-im
> \.,i
z4
r ('lo
o)(/)
-a
--
31
a' l-

<o
a\m
P2
fo
O)
:E
*l g
! I t
o= = J 5 A
-c c c c tt
vttt<l
i"=rrp {
:'6 = aP
(u =.J A::f r
:'-+8€ =
d 1.6
=s =
FwFfs;
6
*co @--- *
EF *-c.,
,-.= zrd
U a.\w--
(9 6v/
^5Q\
XOU;?
< -u:'
0)
f
=
o
f
g
f
O
5
o)oTl
3to -
ea
"
*6a
==[
='='
-=
f,^
-v z
:* q
v-
6; rti
o
6i
@)^
g
ri X
=Y
6x
P=
oq)
Pq
o
m
z
+
m
T
o
.Tl
o
u
{
tr
=
{
a
=' N)
dg
o-
a=
e!,
o6-
$ (/)
c ---
f=.
<nl
6-
9".
0)
n
o
;'
o
f
o
U
9)
CA
=)-
"-tl
-J
oo
-- o
c)q)
€3
'-
dE
€q)
=€ o.
:t
?
z
r
<cn
-im
>\1
.o
>z
g) N)
N)
\

-(n
=n
i-l
lx
-Jv
^z
ztu
@
Fo
-l lTl
8E
az
J>
c c-,
q
E
r E*:al=
zrj .*-l
* q
?5g$;
E
i s
&
* F.r
3B€=El
V
=l
$ss =
s +g;::
g
fi
r d a = - '€134g
q qg
$-.* F s e- 6E
#
a= F=a;d:a;cj
g:rq'3Eeftqtl
i
;nE;ei ;g;*;E[*
', i$€-+=*==
9 i;7;GE a+EqnI;r:: o:=il'Fi
B
sqs$ 3 ili:i2g[
ii !+*e;;4
o
?*FBg t+r3ne=r$ri
=eiei
il*
g
E i E:E;f3dfii::
dfiaBf;si
sa F &s;3ii H[+ +illag
+ g *=a'=: ;H; €*eg;g
3 e [i;:; i s 4 liii
$[Ha3 fi $3$3
I
N)
n
o
(h
o
=
(tl
<o
a'\ m
v;;
l-1 v/
F2
N)
-
t-
<cn
=m
ta
J-1
-o
>z
(, N)
g g= =_ g^;, _ JqE
= ip : ;= 3= =€, *,d s F s- q t
F pi [ #E
€f I sgBERq:r n * T 3 I
l- #t H ::E 3: 3 E =adP-6 I i h. E =
=3sF +E3: +[',;sg*
la=$;
t 3s A d ;1 g a 5a*p.r {
-{ 3+. I
6;,e; efg q +q$a=ia
l3Ei9
z e-r: - *: fi + --'"51i -,":;9 -a
6
F*
F : 1a
I ; ;aa:1
z
q
il [ =
e
sE
3 g:A ; E :t.=ra
q - s q +
:-.i :-7 - =3 * H t=i!: ; F : 2 E
? 5; ? g i+ila! P ? 6 '-B
= "F : : u"i'-f'E I b
3 t i 3 ;l=€; H g
q I = il i^'e'3- ;
(c o g cDJ = I
d j d : E#$*= s d
' E : 3 f a=ifx P 3
:=rP=.=\J
fr (o --{
!! r
EE
ci d !
66 1
o-o- =
l--l .'i
3+ ;
o-o -{
=-
,:a o
ln Z
#d a
::
:i
'T1
o
a
f,
(,
oo
5N)
N)
CO
I

: ! t-u)
d>t i =x
.- 6',j
o'u O la
P9= I0 t =>
=?= d.E I iru
E5= == O a
d^. 42 a
.--*5
E b:.
> -a
Jo FQ
=i
\/
-
tY-
)<= .i-.
g " ag
l- ' )
c
U^
g= o
=o o
e^
--
=.; e
x2 5
QO
PJ
+
=n (u
^t-\
\e4nV
,=g
Pr i m^
9a o ',;;
o+
3 o t\rQ
O? U R9
a* 1 A;
P. r +o -+
q= €fi+la:
O (, < v = =. 1
as = e:=BEi
=eE
-''
p +;la=,i
e= ,E- X PqF-R-b
:'u r i+ 35.r==.^,
?a' I { oaro+Y<
3e 3 I n=:dad
=5 ; I d;&Fz1o
u :+ = q 3-.)qofdi
I 33 = P F1;=eE
2 fiq ; 6 ia=1=a
9 Rf ,B i +*+U4=
! +; q 1 *s€Hr
T 8g + 4 9€*8a-
+ o'=
g ,E ^ERo€l
ii (o d I g.P.+*=
-= E = 3396+
-Uvra(i.
r-- i.v'
o q € q;E=",
E g : *e++a
*- 5 X!,i O !u
0 H- xP--=;
J , ^. J ='^'-
r, el
iE c
rr*A++
>l= = P'
N
l
f
F
=
g)
=
C'
(D
€
=
f
*.
=
c
o
o_
z
o
X
T1
q)
o
z
(o
T =R
IL i,E
9 o i7
: > -rP
f f, N
ls E
bu, r
;6
oo
9C
-o
5s
o
T
o
a
o
=
(Jr
N)
-
o
o
l
-.
f
c
o
a-
z
o
5
-T1
9)
o
=
<u)
=m
ta
69
za
I cDN)
a
o
=.
g
o
N
o
g)
o
@
o
o
c
N
o
o)
o
@
g)
o)
J

r -a
! =n
- \J
b ;=
Io 4V
=
otri'
C\J
oa
=
:
f
v:o
r\
o
m
-o
-tm
N'c/)
ou)
a7
J->
U)
o
:.
0)
ah
N
o
o)
o
@
o
o
=
g
N
o
o)
o
@
(,
g)
-
g
(./'l
o
=.
o
-l
N
o
or
o
@
w
Ol
OJ
q
o
=
z
q)
0)
f.
o-
o
(t
@
-
o
-
o
=
{
=
6
o
(,)Nr$NNN-.plP
.oP"olJ\)g-@:l.{
OOOOOOO--ll,^>l
OOOOOOO;,-I'TI;5
ooQOo-"ElJl
=
c
F=
oz
r=i3
E=E
N N lO c,r (,: c,: Crl
Crflf
c-n
-rr
co
J'co crr
< @l= O =
IFfiF
-BP
<o
E;
u
l+;
-NN)NNN(a)(/)l^!
p-sDfPPPflo<
ooocn(n(n(nol! lr
o
o
f
=1.
:l
c
o
o-
z
o
a
T
a
o
-
N)
N)
n
o
@
=, l1
! -il
.F=@
I O _.,t
aDNi
;TTtO
-A
:trlI
UA
f
:o
{.P
_-
U'
o
6_
g,
N
o
o)
o
@
o
o
c
N
o
C"
o
@
G)
ct)
tr
ct)
o
-j-.
g
o
-{
N
o
ct)
o
@
(.)
(t
N
!)
5
CL
o
=
o
f
o
o-
f
=.
f
c
z
o
x
T
n
o
9.
-
t-
<o
=m
tq
-l=
=(1
L,,, =
z1
r Or\)
N)
-
RJ O
o
5|o
o* o
ou J
ruo
v
os
xx
@V)
*? ER
n - sY
f fr '' ='
^.P
o^
c)x @
=x vfr
pv
J - JE
ox x
$ x :3^-
JP
nO O=
n Jq
\q --
== c)\u
\u^a\
_-
=6' =€
^rd
p\e
1U, )5 J
Ns) q
Yg) jo
vf ^ C
o =o
tJ
i5- oo
oa
-=-
-
o
c
5
x
a
o
l'\)
o
J
t\)
o
x
U)
l'\)
o
-Tl
c
t-
t-
x
V)
NAF^ - A^
S= -n |x== X X =
qPc_ Y=+ 664
-i+- n ru
Y ='O;i'
6= 5qi 6'-'=
f * 9.4 6 .f
-'Q =oX -=d
:l - n -: Jv
YD i ^ 0) O'
,^= =x* o-
ga - x (D f 0)
oo o-= Q.:
e I -.llr J.x
oll. =e
== j _ $ €
ri 83 =
g< ='z r
Fl 3i6 8o
?J" o<- O<
5o D=' =x
ia6
:'= o-r W
^'x q,:' ., i
x; ff-- Y6
J \) \9 J
-.+
o_X 6\ eo

F S^)ID -
dd89d8
fln-rmlJ-{
f;=====
n n "r
o n r'l
:"e#€
lF
B nsrl i2
E
fiE[;
I;
x =g
6
l;
E *il o lfi
fi i3 g
13
= qi * tz
sHe
EH e
NF
rU)
<n
i -.]
I=
=Z
itu
@
gT
:l
6'9
611
--{ 5
i-:0D
8Ee
g;ct,
qfa
€q I
trg)f
{aF
Hqe
8€
5^
(.) -
{x l't
ct)
o
-.:-.
A'
U,
{
N
o
Ol
o
@
5
(r)
@
q)
5
o
o
3
N-
u
m
!
o
D
o
o
o
o
o
!
m
=
m
u
o
m
z
o
m
x
{
PPQ
HFd
orI
Hg6
za4
Po
6i
r6)
aO
>cf
a8
inr
xB
=i
*>
9"'
J
2e
vr
ttr
e8
m
I
z
o
f
c
5.
ai'
q-
o
=.
o
;
€
o
a
c
E
p_
c
z
H+
nla
m<>
<m;
m
IIIAA
n l|J \,,
4--
fnt4
ni9*o
rS-j>
pSaE
)@m6
?,=6?>
X<ilr
x==fr
2'- Oo
2sEEe
;=E;:
6f;=P
m--li
m#ni(/)
;63p
LJT;A
i+-l
TJN
6x;
>Y>
f- >=
n\J
=>
> t-l
- >\/
V /-\m
F v;.;
r -v/
IA t-z-
\, \
I
).?tX -=
ile +
;@
9c)
;f
,^' ='
o
ta5
T
c
3
f
f
:.i
ll
9,
-
I
t\)
5N
z
='
='
F'
:l
o
f
f
A')
q)
(D
=
o
J
c
o
=
f
9)
:J
F
o
=
=.
=
c
o
z
x
ll
o
o
o
Fo
-l lll
ruO
ov)
o)7
r>
n P>
vx
-d
=;i
Jnt-
\/ U
<-
unr
-A
A
-O
AIJP
P:
: (og
:f
n-
\yJ
+)
^-
^ va
fr
-/n
n1
Aa
(,=
' ^
^
o
='
^
^'
A
=
a
S.
9..
f
T-
3a
>=
c)
r-
.o
>z
(/) l\)
f\)
N)
-

<o
nm
mv/
=z
.>
-
m
=
m
T
o
4a
=rn
YO
\{
!=
rF|v
xz
os)
m
0
c
n
nr
@
6i
H 6TD
oFl-
o--m
(to
Tl rO
mq'n
=m
m=o
46.O
o.;=
mi6
zr'{
()9:m '{
iE = a
R q d:
H-'!
i+fm
=m
=o
fi..ur:
@:
o:
I
m:
o
x.
f-
9;
z
m
m
T
m
z
o
11
n
Qo
\/ m
MA
F \.
v-{
T] LJ
fiz
T
r.r O)
5(D5
_T]
clrmd mmm
^41-
ArUJ^,a.aaa
= Eq b 6 6 5
. =<ci l", X;;
,;=(D:'-'-'-
- -'f :'Tl 'TlTl
1 \/ -.
' .t t-Y = - =
:Pg Y3Y
.l=. ===
. =(o ='= ='
. ,)^ <: 6 ts6
' -K':
' <* -:.i=^,'
, +9, '=gd
: mI'=4i
',:i': ddr
. e.6 : 3 Y #
':5'. i'-r=;.='6ii:
' -Tr- +x'
: o'^u' I Q
* E: d i:
- \e 6 . ()

m@
{ <tr
g 60
h2=AW
ox
'Tl T
ox
ox
Zm
+g
mh
1fi
-la
a
o
o
5
=
c
o
e
ne 5 sf [Im
OE
iHq-;i'i;
gqgfl
g€
tFiq =:-a€ise3355
=s 33rd dqsq =i, ;59 i-;iE
*Fgt3E=
tiXs.iq, E-r!:'"Si
3;"5
= q:
+F;,H
3gA
;;
Eai-ss,
q=aFqg:
F', +
i: :gfiIfrBput
oe'E3a[, iupe-.ri n:: fi i: ;g=3Tg?s
:;g-'i:
'BF3:F:
1:
i E
',igF:=gf
;3
:
$g:
:
A:.
53?gq,
3,
. H
:
:
,
seF,
di,"
:; 5,:b, ,3=343: :'. 8 i,i 6 i'=
: : : p: ';3F E: : : , Q : : : : '=' :9.
:::::E:: o"':=: :5:n3,
: .:::9: .'i ' 7^ ::: i ,,::
:
: :
:
:
:
:
:'*,'f: ' :
: fi i :
:. :il:€:' :
::
: : : : : :: ::, :.4: ::, H
:: ::,5, :: :
::::::::::::6: '. '::::.:r: :.:
f
N)
o
a
Fo
-l [Tl
^j Cr)
OU)
?7
"???? ? eeeJ
J J J J J J J J(O
('l 555(r) (l) @(r)t$O
o) gJ Co (]) o) (tr) (l) (r) G)(^) (/) (r) (, (/) (r) Q O)
ii
N ru ru rD ro N ru N) roN Iu tu - i i i -
F CD q; CO tU N N) J JJ O O (O (O @ @ O)
q)
f
<o
9U
;@
lz
-r>
f\)
O)
T
Oo m {
< *.X - r 3
=Ytsdx= (D
dl'rln=iD a F
q3d=t4s m
6.9e0<p o
-E q
19: 'n
pd d
pdq cl
;'=*-*rn
luq6-:y o
a 50=E z
i5: € lQ== +
: mYF o m
: : x.qAX Z
::-€.o6' J
::' ".5 a
...:::< 6
.=O
.c:t
': =. J
:5c '(to
.::: a
v
::.:
???eeeJ
r\) N) ]U N) N N(O
o)o)o)('r('l5(D
q)
m
m
!
U'
m
z
o
n
La
iix
\., J
r-!
.r1U
frz
U) G)

ma
zm
MQ
n-1
oo
mz
2.,
c)*
ll
ll
r'\
o
m
o
c
n
m
@
fiEiEEii**€friE
8 g+fi8*,lq3ifiE
I
H ii:183'eaaF
2
H s+a;!g=:$l*g
a
**ell;licgs
E
e**;e*t'igi
"d'E;
F:[Ei:*[
E
H[[1; +EE:
-.1.-l --l @ c) tu lo
uroolo orO('l
xxxx xxx
a@@@ @@u)
vlvtv
x-x x
@aa u)
0)
o)
5
o
a
Fo
-.r lTl
xE
az
I>
!@
xx
@u)
!@
(Jr (Jl
^^
@@
<o
arm
vu;
oYt
!2
-{>
t\)
O)
-
m
m
n
o
m
z
'u
fl
9a
i'{ F
VJ
;o
frz
CD
C'
m m m m €j
6 eo:rpefloru - 6 per,s,N- = Z 3:6-o
= Ess=sis
i = F:-=S$+
i 2 39fi
m
r a9Fa*+>
s 'r -e+?a
E
-iAdaHT
g
E
aaT-"fl?
E
i FAfi
E
H *;q?a{F=',
H 4a=p?!E
H = s5f R
E
g=+i,*eiF
= -,EfliF
E
t +;: 6
=
i:r6+i;:g
g
xI;E =
a i*e ;
*ti*Fxgg-i +i i ;ffid
=, o = Ec
I 6 I o-
r E=€Yr
s d?3d il ia5
q I 3 { F d= m
+30-
i ; I n 3,-\ cl
H * ; g 8v r
g g; ri FgH
g i B:F
\J -.v
'Tr oo A
-' l3 a
3:
=qPtD
x6i6;
T
IsgH
36
HAi
;n5e#
aa*q
E:'7F
fl
[?
a
(-
ro
(tl
ql 5(J)roJ

m@
=x
til \1
!-1
mz
2,,
C)*
-T1
T
m
0
c
n
m
a
! 6{o).,r aG)N)J H I
r r
;;Hli;;==r3:;;;;H8i€; -€?3+; sEl
uu =
n3i-;i$l
Eg€fi
?:
;5; g
F$$E
c;
;;tr1=atr-qp*;FilatZg:; asaa*l -
**iiE3r"T*r"llrqqA o:33 r=-d=8= j
H:=*Q=ifierqttHgi66sEa :ii'=*i o
i4= 2=ljHl+eFeixB
= (n
+=q g ?]1=;= t
=#
3 i:90; #i;is;i E gEs ="
+
Ei3.E;
z *
qa=-iq$;ggs$qil5 ga!
-, H*'qE3q
F;6 se.*;?z
-FiE ;AmY=la;im:
frEi 3ilq3 qez- :E ;ta; q
=t E EH=
n ix 3 qI =J€e a
g;F =utg atE su g*al i
=B
' e i =8
r "-; =:aB :
9= - ; 9: 3a =18; E
=Y fi -E =q JiPq t
!-- n ' --. 6oH.< g
O)
o
Fo
: [T]
sE
az
->
(-
f
ru
<o
on
-v)
fi9
f--
-r>
t\)
O)
T
m
m
fl
C)
m
z
T'
T
\/
m
iltn
oi
-T'I \J
ftz
AQ
eo o= >,per'p ru - : rr-F.d$=-lop:J per.so
B da J=SJJ3#3il = R=qa'8S+=iff8=+E
E
s; tE$Eqeq;s
3
r31$;sgs;reFBs
qi6 os=i€€sg3=
;r*g=gturBr#i;
HE,++[
dlgqB=iB;
tEir5l*Agg+[:f
E== ;e ;rqry?
3*s iEeheea
'EE;5
E
itr flE;
Bi=t*='3i;;
'I
$d'EArgniT=t ="t3 eft+B
p
.:€ I il = E9e Hj<
Eg
i rd
fr,!; ?Ft ee
e$-*e
t
?: G fr q;Ei g a3t
ti i = JlF= = sF;
[g;;;FlE+Ei
: € d r4+ sg
t\)
\

m@
<[
m r,l
n-1
mz
2,.,
o*
D
o
o
m
c
T
m
o
0
m
FO
JM
BE
az
J>
P ] JJJJ
i D i PN-pso
e u Fqfiieildg
e ;R
5
F;l +=
t qB
=
B
>^*p
4 a't.=. gyi8
{ o,9
b'l =
b?;
o =d=-9ri,
z IP. <9 a--
o d =X >Q>
U = ^' --
o I *k =i-r>
c = 3A 0>:
Z z. A# L _1rz
e P ;" g--ir
-l g: gc
JC -LJ
+ of =.>
m pR =-r
Z 7** =o)
r^\ 6=' =P
- -- o-;
m oo_ o-j
T E9 o<
o E? *=
tt Y- O
TJV)
+ oQ O
V A IJ
- uai m
z ox{ -i
!'|r ;*
F 6Si d eeor.Jpr'r
: s,N : -
!p=t*:aisat+aF*e Fse *
siE
q$
=Et*HEEFEg*if
q
=H
? Ia
EqElitiin;ii:gs
gi ;-
-Hfr
iFgYI
ri E n riil=i ia :i
qt ; Fii 3 E= ua
+r !D qig H qt 3=
+q :^ -€r'? 3 eP E6
E€
a 3
a + q sE
+:
F t 5 6 # *F
39 6 t i ox
,6_8 9- 3 tri e'
=d q -6 d E-t
ii gi 1l
*8.
e ; fg
9)
f
to
Jo(o@-.1 q F m 'rr <o
g= ^r- gfPlu:- H :'J PS'',lPN-
4n HU
=a
ef m>>
3g#g6
6 gg'i."-Ag6ir='y?
=.3
lf, E$
=Hil r;qKE
F,=&l*EiEq#5
#q H
:e=qsa*=
:FB:fl
IEggilgflEi* Fa
L
=o 6I =iv
-=i +> ?,ZB
Ea Fl :=*
*litl
'Figs:-+:rc
=
q3
En
2#D $48?x
g
EXiiaerBiq
88. 2 ifgr e^!o t !Bg-H=T g
ar = !=l
E
€'?;E E**f;=e
+8.
*[ r i+ti i n$ =:++;s
;e
Eq;l'36i Y E$+*e33 F
Eg H
E*E 3 4s;sA a m
iE t7",! o 9.fi€3
q a
5i i m; + ;ira 5 i
IE d 26 EA;= g gq
$fi t E ;fi i Ed
A -a € :'E f=
= =!>no<
i5:P=P=P
(D-'"=Y=tY"
!, - Q-i o =a
E=*d9qi
< - i5 <=a {
E33A3X+
=.6;lp_A
U;;
U\<
- = (n(ni ! ^
! d 0)*i'i'o^Y
-J^++--.
: r^ J J lll
= -'6(D, x
F EBii, x
-fD-iv
z,^- nz 9
m =.C \J'
x Hf z d
N (,=
-J
e 3= x
-
L-
+m6
(,o :1
oo aj
o- a
a=g g
N:
(D.u
O.. nr
eJ
1
o
9.
o
(N
(o

O
fr Pffi
rpN. = e .' o,N)JE= Eg
o i m A:
3s3$
lrfr+
#
?;[ =Hi [iB
#
f z=
e:i= qiq.F g=ug
gt; Egg 3 I
====, A'=lg A!= a?q s=* o .-,
'sa igsE i.E.:F=g
?3i = p
q
li q?sd
H
re
E-:
o *?3 fr
a{a +6gi qud i
u*€
6 "+l$ ; a
i=i E **
-ilq# fiT ia-ril2 i8
jg$ i ?;##$B '"s
=gfr rr I ? 9 = :
*"ry o D E=8 5
EEE a H
i
lra E9=ufr fi
-qr a B HI -6 g
33= tr + mz m
a..o E 3 zQ '-o
TB
m OA
'- a7
=.;,
_:.
o sD N- 7 g
.sZ
-!a'{-{ tr o
s'=== r
3oo m
E iri
S ui. z
3
grt q -i
€ - rD
F- O
*rre
E-
7
o ='=i"2 m
3 =lg{* A
= *oii,6 = o
= 5-oon C
H-
Bq3,= =
= 6.43= ri
P t4.b- n
u io (u
o
q) oo*
q €r"*
t9 T6"
o=^
6'9 i
+P.
e-
=q)
O:l
T
6'-o- -\v
Y
Dor
vr :l ='
i - e P :.,
e sn i Hfi
[1i6pi;g;;1[i3E$iiFisi;;*iEEs$tl[u=
'gE
q:+-i3Fm
ddi=iBr;s
t;;q ;*.
gfi;
};ci;;gii+*;i
#r+
FsF
EE
=H!
iigg
i*lglgg-a*a;i9E1+gI[*3tiFi313i3s
Egea+;;
F3:F$
g*iEi
ii,
m
g;
te
ssii
E
aF$t:;l
iilfl3
1g;gi
gie
-3
:,n
Eas
i
lE i;g3;
i
sF3:;3*aglEg;g.EH:fl1TEiEiHH
z
o
(o
(o

ma
<m
mo
ni
oo
mz
Z r.,
o*
n
TI
m
o
c
fr
m
a
ftsl
<-t
9i'PN- => N
>><rsr i* iq,qq<
eg*P*.
HB
iE*Ef
;isiil
3fi
gr*l€
f38F*
iF
g;aE*
E^ i$ sf;
3P€;;
:€ FF
=ni
?g+F3
H$
ig -g'
l*'=.'
s+
-i E ads=*
3i ie iiEgE
qf E =aiEa
gtr 2 s
sq;-q
o.E o a 6.io
r o +6 Lq 9
(rJ Y'==''Y:
' ah = -.=,
o.=*q
r r e=r m
_ i*P li Z I s.,ru-
E
TF f;
€ Era
;=i
=
gg:
d=i
=='B
n
gq34 =E o x-'q-ead 3= Y
-*€3
9i = u=ig*: =g
f;
83 I :< = o-5=u,o i6 I
+ag sP i =FcFF
3F
F
IFs
uE
P :'rli ;i
=i=
E i s
*€*
ii 3
igl;a = g FFT oE ,
ZQ +YY D
;g#jj = , 9 e 18
SerQq I n o 7 eE
?idss. i I i =H
s:.1?? m ; g B,
o d__ F _i
s 3sS q il e
sgf;"f; di B
= d-- = -
A1 l; H
oaiNxo
o=ax@
OJ
N)
U
Fo
-r Il1
sE
az
J->
<o
ofn
-vJ
p2
N)
I
m
m
li
o
m
z
t
9a
hix
\-/ J
I\J
trt -
U)Q
- g=
FH 5 :ir*^
n
s tE
si
af;ie;
Z
3 Pe 66 B
I $3
ii ?\E-i fr: =
n 5
q 66 19'
Z?=4.
;
u F
€s
=d= t
fr
F;4
a
H; EA I
* 6, gA il
a s;r o
Ie
EE
:.
7
o
c
=
o
z
cfl-
F3d3IE- =: *; -
Sfqafr;;. p6."=;
Eg=
;e;::i qx
d:, ;ir
;;[qst g: =E
,ifii
eH=o,rX
Eiai;;
iz
ils
=bP
a:15
*=
6 +q
q€:
EEg
l!=git t te gg
n1e
$ig+*3 o a Eln
?EE<q= gE *i ie
BI6s*g' gU
Pr Zi
*g-d._{q =
*t++8=E E eq
9a*;gt = aE
o
o
-rB--= =
q€
dE
e.P il
C-
q)
f
tu

mu)
<m
mo
ll-
oo
mz
Z r.,
o*
T
m
0
c
D
m
a
-.J 9 0)('t5(rNJ
'=
v\vnlait+\
q f,t- o'€66Qo'
i 6 f<6'6'i=.
lD (D c)a)--lJO
d o '-a@6a
T ? <d==:<
H : Kr55-3
-Tl ^' a < i i =-
' -- A= a\n-@
e 1.=>YY=
*:J.. 'Tl!Y
t
(J , o 9(D
\ ^: +:.
6 9A ;E9
: -Y dl-lrr
:
! rri a !-l
< vt vl
=',\J
n\'
i
A \/
6r.o
n!m-r
6Ofr
P.xo
fox i7
>.
7
o
c
-{
o
z
psr,,eoNj E esn.,s,Jru-
g g ep
F50=3itr
I =5=3=tr
6 E 12
^.^.,.e--q€3#
* f;.iig4B
= 6 .;; =-E=
tUt$(r)='ndi:F^.
PPP'd;q':3 t [rT&T3 i 2 --'#
F=-
FPPsi
ri-fi It
ri;; A
d3 #e=
assliF*Hq n:E*;q ;=pileI
l^1.r,€3rr P 53r- P H t* jJ'i
i:l$ e3
T n,?!
T H FE
igp
>>E 2 u, 2 gf; 8t=
oo" E E =csefig
fl n n Hn !''(!,
!.n in g;t EH
g 3E Iq
c =e 6+
!=G-n
S ; I;
-r1 '11
(/,
l|-{ as
A
U
m
-o
-.r ITI
8E
az
I>
(-
A)
ru
=o
9E
iz
i>
I\)
T
I
2tr
t5
o- O
3q c
F
5= =
5'* U,
E5
tD= a
:'= {
a.m
3=
_ .Tl
F
Ic
:J :O
qm
ll
(o'
=
p
3
-
9.
A)
6
x
7
o
c
I
o
z
-
€ f !'ooo+
d c m>o! -'
F^=
e=g$.
En FF$IB
d=€
Es96E
i lJzz
9 8FrEa
E =,fi;-
i EfiF:e
e
*EE"=
: \usi=2
E =qfr
: Eg'F
=. >r=
j @z>>
=' mo(/,F
f
=
6
m
m
ll
o
m
z
o
1)
JJ
Qrn
i'i X
oY
;o
frz
U)Q
o)

mu)
<m
fro
n-1
oo
mz
Sc'>
l,
1
o
o
m
U
(-
=a
!
1-
I
m
(]
r-\
o
Fo
-.r lTl
8E
?7
<o
otn
-wJ
P2
-{>
t\)
O)
T
z
o
lt
-
o
-
9)
X.
:
c
-
o
o-
o
Ia+-ciF
Ur-aan
-vr^6-.
dR
ax,ag
",
Fn
E
-8 e
ai F'93d
n#.e3ie
X o-o ='-tu
{E
=*x=l3
4si:;d;
€:34&f
=
i=
oa
i-:A
P +=P 6 *=
-o =.:y sr
n-P
xoJ- s):"J
i To g)
o o
: ir aE H=
- r^ - +(J tr^
-+JU^.^+
n'--G
f €-= =.
(, nr !*J
I
tg
n:;E
I e e
aH
H
q
€6.6 qii.5=
Fae3
FA
P
"g
BH=3F
i$-=.=^
v-AA-v
HEIGHT ABOVE TERRAIN
. FT
Ju -s -o) -co -o Ju -5 -o) -@
uooooooooo
o
u
C
z
o
o
--t
z
T
z
c
-
-
-
=
-
m
lJ)
m
m
ll
9)
m
z
ll
!
O,^
\/ rr|
mi^i
o:j
t-J
T\J
fiz
U) CJ)
m
=
rrl
u
o
m
z
o
-o
n
o
o
m
g
c
n
ra
@
E +f D O =(O ;t-{=' E =O! f 'r3
='
P +< l.r -.9 -
i$fiE:i[g
[[ar
=z
i;Ep[iil
e€a^":sie =flg fr 3;€=;=;93
eBl;+ffre
.3e.,iE
i ,*g;ig;:.:
ias*fi;3:
-ii+
5
$;.a[r+as
fria*srf
ia;
#
[iatrl=a
[;qis; 3
u*i 134:[l
it
lr;ii;* ics +[*a39€€
:dH"[g=
3=f :*;it:d
3a:3aEi
:Fs -xAibsg
sauF*=sq
a5: '5i=;;s$
{'F-:=;+r
$:: f,ii*i1H
nmsFgig tE1 i;i3iaq
95qs=9a
d5; iliqe3a:
(l)
J
o)
z
o
@

g[El
ZffiIg
gi#
FEgIEgiiE
Effig
lilig
g
g=
rtre
E
a1[*
'ria
silfflglEi
Fn::i
€Fia[
a H
=as=
E
u;*c
rfr+
;==;*i+lm
[ll3i
;;s;i
E
t
ra: i +,is
*a3
ffi[:*;a€
'[i+:
lE:s
EiggglegiilglgEeirgis[glEll
tIE
P
gg;i
gE=
llillEi;
g-l;
Eg*g
ga
(/)
q)
(t
<o
o'l
lz
'>
f\)
=
m
m
:0
m
z
o
ll
ll
Qo
i'i X
L./ -{
-l't \J
ftz
Elggilg*
gH
iEs
;g1e
[[iia$*teia
#
icE*is
3ia;43*;
Eaq$- rrgg**3;Ei3l$;s
iEiEii
3eaiil
cg
'il
*P*f
El*iii$liEE
?iiElg
*3rii*=
*=
1g
Hre
ig5lE=;
-ars
;cc
$ciE
:f;,r5,-E
c*
;*E
llilfii[3;i
i
qSR*36'Se€q-
H e i. s,, N_ 3_. * fiH
*+5i$.$*[g;*
s+r$se]i+rsF:.ii
r-' n frq
ai*gEaE;ig
;+iiiilllgil3gg
**
i 3=
s*;sa;a*cr
s *i-
51$;ii$;g
ifi 7
fi
ixEH;?Eii[
E
fii is:+n*rrE
3E
P
ui=l;iai;i'i+*leaE'lg*;1H
gl;lEEill:FfE?i;EElBlI=
*IgEIeiE;igEg*g,gtiEil*
f\)
Ef;sSqBEgg
a--'9=5 .o.
= .SnrJPa
: =;3
- ! ai-'" = 6
^ f,^a
q :3EPq:
+ I3aS o X
= Y o >=ct =
= cio0Doqi
='X'----O
=;i-
() g+ =!Y
- ed ig)o)
o '= - <rr9
A DS q8;
< =d
(u -o AaiT
c 3 =Pt'
3 + *5q
8f o tr:'=o
n) X >*
- 30
fo
o o =--
n - i.- (/)
a d 3il3
c) =.o
- =. +(u C)
a I ee*
+ a ^.
o-o
\u P o!
- o (no
3o"
< A = -=o
.o h = =' f
=XN
wX-(D
@=Yo-
P 9i S^rlo:.
<o
t n m
m =a
=OP:=(n
D O -^ '!2
g
u. m x=x
d t -a5 5
=
(t .1 i 6'+ T
o u if ;q
= o -.:d
P = ,E="-
= @ o-*
* ! c=c)
a { 0.63
g , 6-
r- oXX
I - 6xd
v-vrA
i # -83s
- -! r
9 z IP=a
a -r Ed= m
I r 3=0
! m oEX m
d o :=i n
6l-HdO
ool=m
Xc$-z
:o:0c)
6 a: d_
g l j ;
o ,l 9) O,n
= -* 6' 5H
a=
" g R g9
= H c=
=. Tl \./
oftz
6 U)u)
€Ffial6Ei
gsi$#
:l = < o-';l! 6 X f ^.=. i
31e l;;ri[;:5 i+
6 6.0 X
=? o *.<-O
3*=
Fli'd{e'lcqiie
34fi
,F"a3i;9e;
i
*--a:
Bq
=
''It;,Ei
9 o D F3o fr =.^ rn
E'\<= bdq x p-U=
a trr g)oo
; s eld I d4:
V = 8Fa x =B
: D o s- !
3 = x--= ; =8
o e. +clD ;x
; o. =Ei V 1g
Y E -69. = co
j 9 al=' (D =6
$ d :5q, 6' Q=
q ; EFd a 83
=. f e{o I ao-
q 3 5na .1 ==
d 9 -3, - 9a
J L +iA - O ^
(o_ : R:a,o- *
*=
g tu-F F +8
l
o oo- o (D
v
=jg-
frF=*- 3 gFgS-
=
sH=
!'ildr
a
g;*=as
H
+Ea fFiq
F
qFss;
il
$$g
gFfiE
H'f$1:
i
e8 =d-e* o aF a +
;F
*ser ;EH*
=
li
i:ui
lii;
z
3r =;rT pgir
I
*g
gi* lg;=
=
;g
Fsfr
f;r;
2,
N-
-.J O) 9t P
(-
p)
@
f\)
-

S-?q.d*,ggE .o= o, e f ,Dlu.g+=g$g3=
frq
v
;l're
! ffi $gd
sE;Hr*siEfiEEi ii G
;ri Zz
E e
5
+= t,
*i*a*
E zn ;lg
;;i
3;gl3tgi61
Ei
gii
g
e
*iFl i
n;:a;
a
nH
$;*
fil
FiE3fiei:=i i; fr3+
fi
asa;: 5 ls; 4
Ar
aeae#Eei$H
=a 3!+
iryE.r
e +Es
il
=l
*=rgiil
eld El frei
EF;}c ree ifiq;5iisEq! 5; r:e
ciair +fr5
es
e;s*;;
i;u
;a ili
ffiaa[ =;1
eF Ei=*;t
3 fi ffii
s
i *1=1gj ;; ==*:e;s:d ar s=r.
Fe
* eE;l i' xidsans#
;i aaa
$r
.4E-
* a;5,
d[*n
E
i3$a€;
t 5id;3Ff
Efi
*gg
g:igf
iIi HEHEia
a
i;3+n+:
i?
!i; f Es€i
:ii E
EEli$e
E
=l3;il3i
?
la; t
"Eig
e;l
E
sifs+€
s
'E
q;*fr
ee; r;ai #;$4glaq
z
ffiiie+
a$3
i t?g
igg
n
fgiEi+
$tBtse 3
egE
ig*
iilE
e+iliE
lEiiga
i
ig ffia
5;i $}qffE
-cliii
Er
Er ;;g F:; 'Ais1e :
q*;
+* il?
6X9>
=",-;
\yv-='
o-^-\l
6'= 4 3.
J-
.9 H<o Y.
I q
Ix
c +o x
a=->l
o = -v.l
H_c6s
;Hf'"
o -'x -
@ I =<
O = \nr
Ei€
(D
g) -.|o)
o o-g)
{ a=.
-:f-
2aa'
^.N+
Pf,-
d_q
=
0)
f\)
I
t\)

mu)
<m
Eal
n-1
oo
mz
2,.,
o*
-u
n
m
o
c
TJ
m
U)
o
Fc,
-.r lTl
ni 0)
oU)
2Z
J->
nsarEE:E3$=
nq
*$iEl
Ei:*;
E
3;€;n
ilrill;FEa'
il +gt;i
*rtEi
u ti;ig
aE.*3sqHq:i;
EE
;;€ir
;+*fiB
n
'Fgq;
ar=FF;$15+[ !F
ie=e;
a:dqfi
;saa
Fgillfllti:izEsl3[EliSiifr:I
4#34i*rtr:;
i :efi:
E;H# EgiE
,igEilEiglE
iri;
iiiEs
iilE
BiEil**i3F;
gFlrF3+1B
Bell
< v+"-
a; Ess:- frli liEffiau f;igfuHe
fi
d3s5"$al-Fa: A
€f$,g3a#-
3,383-l:
Isi:{$i*;flg
t'ia=
f;
Esfit;;i frEi;*,,-
Y
iF€t;*iitle eiiii i [;IE;;E:
s$l;igin
#
il
*$ffii;iFH
liilEl
ilisn;*f1E
.EFiiiFi
i
r:iIl$EEri*
gliF
z*E:il=1igf
$siiiecR
'g$$H$:;gi
$li3
n
n
ilig$iiqt
ls:iass
aaqeq:
f;i
3Eg,,Fru$$*EE;gal:;Eg;Eq;E?E{
5i:ig*gEieEs!;EFafl$E1E*tgiiig
g)
f\)
-
I
lU
5
(-
l\)
<o
atm
v t;
HA
t-1
t\)
O)
-
m
m
!
o
m
z
U
ll
O.^
!-l m
iltn
oi
;o
mZ
AoJ

m@
<E
m
(.1
a-1
oo
mz
2,,
o*
-u
u
o
m
o
c
T
m
@
Fo
-l l'l'l
ni (/)
ou)
az
J->
iE*;s;;E* n;
[f,:i+;?;
aee
f+isr
SiEisffg*
HH
g*Hi3;sB
gF!
*Egifr
ra$ia:g1i
H d ?+ai:*is
E
ii1=83
ai*.:nE$q=trfr
ts+qi;iliE
ea*i33
ei$E;i;
F 8 g3ltrsE
ft n q€
]FHil
il# I
qr:4 gEggFt,E,a
6 E+gE it
a:i;€qEi ='+ligeai
qiEr*=
EFllEglE
3llallfi
=
3e;:1i
=;
i i:
q
s; lg€ali€
+Egi fri
cs Fg:
5
3= d
q
;l;
=a E;E;qa
-
f\)
-
N)
=R
Ya
F2
N
o)
-
liilgtaF*gI*i;;fliErg
gIE:*iE:i
;
ag?lilil;
fi
te3g;lig+
ts
glg#*er;
n
d:;xqd:a 5E$;gI:.H
A
aii:$qE3
i*eiigei
s
CEEE='..E€q
;[:ii=Bt -,
iite*g;.q
aeqilenl
a.*
*uCl.*f i'ci
Fq43eH5i
"g3;eHfE
Ea
rse aa
e iB
e
it;*
f, atri ^. f 5 -.-. (/)
D ATf Jrx
O'=(D H(Q O f :l O =< O O O ='
z
(o
t\)
\
f\)
@
di
f,
ia
m
m
u
o
m
z
T
f,l
Qo
(,
m
EO
\J -{
;o
fiz
(r) cD

<o
on
iz
-{>
ru
O)
-
N
o
m
o
x
tr
a
!
D
o
o
m
g
c
!
m
U'
z
D
t-
U
n
Or^
iiF
\., J
;o
frz
0)5
T
xO)
.'l-(o
5,55455S5555555.5
ts :. -:.:, -:, -:, j^ -: -:. -: -!, l^ -!' -: -: -! | | | f I
_: o) (J| ('|('l('l ('l 5 5(r) l\)fUr J J O@(o@ --1..1
I
z
o
IJ
=
>@
FM
!q
I=
oo
oz
lTl .S
t]-
c
7
m
a
+
E
t-
m
o
.Tt
o
o
z
-{
m
z
-{
U'
A
(tl

I
5
f\) 5'ary -{ '-'*I E= E-FFg
;qeulg;l*EiEeF:ac
:;Fisssq'
xsi,
;
#$u,
',fl{,
r,
?+ B*s[g:
3:
i
.= :' :"::':: :: ! :':::':':
,5,:;::;:i:::;.:i S :.:i:i:;:
: [: : ' : : ' : : : ' : ; . : : 6 : . : : : . : ' :
55S555S5555 trrl
O)O)(r)(,@(,(/)('C'(r)O)
\t!O)('|SAS(r)o)CDT\)
-
z@
9[
-IJ.i
F6
rz
T5
o
m
c
fl
m
o
o
o
Fo
-.r lTl
ni U)
6@
9Z
I>
{
E
t-
m
o
.Tl
o
o
z
{
m
z
{
@
o
o
=
=i.
5
c
o
CL
-
f\)
(-
!)
=
T
itf f f f f f f .H
JJJJJJJJJ=
@(o(O(O@@@{-.|
:
A555S54s545555555
irrrtrll
(/) (/) r\) N rU r$ ru ru N N N ru ro Lu lu fo t\)
- - (o -l o, o, ('l (Jl ('l (J| 5 5 5 5 lU J O
{
TD
t-
m
o
'Tt
C)
o
z
{
m
z
{
(t,
<o
on
mY
-1
N)
-
o
o
3.
5
c
o
ct
T
o
5
5
5
g
f,
x
z
n
t-
IJ
P,
hix
o:j
;o
frz
(/)s

'*€==a"EEe*=Eg
i;g;a
H
il
gii
E
$"
Elfi?sHB
il;;: r
rlilil:
fr *;F
2
q3s;i
E 3+g
giiS
r s
uqi
l= r Egi
*:1,=
d E="g
+H:#1FfF 6
*r;r s;; F
5#6H g*F r
€-'q: 'HF Am
EtreB ili qe
ref; ;i fiC
d<r'9q, 36 (/)A
:_J
(tl
-l co
5(Jl
xx
a@
!@
Or@(o !O)\l @@
'.lOO t$(O(o(o(tl
xxx aa^4-
aaa aa@aa
ot$tu @
o)Q('r ql
xxx x
ttt t
@a@ a
f\)
x
z
o
-t
@
5

ZV)
.)m
NQ
=-1
>o
r-z
!s
fl
m
c
n
m
U)
5
o
Fc>
; lTl
fd g)
ou)
a7
J->
*1;eaq?;R$fF
E,jie{ i9:BaB€
6:x3"3EFcr--g
,r 3ss36eE;:dcr
\ =,=r *3 y: cj.?.- or
s)
R -l=iH*=Q3'+'rd€
. a63i;ABuF:*5
r SEefiFndie:=;
q dj"'Fa;tiFzr*
-= F^*$rseBEad;H 6
A F:;3s;,=qila:
il
g € =€s dlo: r=:
o qEid=0ix.-0,=
r sdqfi="fliiRB3
en
F*c
g
ig 3
i c
e3l3oE{d;.iI
"=E:3;:6AFE:
,d?Ea
A6 [a-;
a+
e= 3ailqt;e3*=e
g aBqdaq*FqFi
<o
9E
F9
-{>
N)
I
!
A'
N- \,-z m
O 'rl
>!3 = 1-
*qq = 6
io -.r T
ZoB i
I"Eo z
o9 @
=.o !
,dl m
'o
rn -{
+rfl ra
3< O
Ro z
d<
om
x' o
rd
xF
ia
>-
id
I v
md
x
z<E
-t
-
m
gD>tgr!nI s,
is- I
q.+
B'q
= =.=5=5(o
E 3 d-,=
3
Ro
sg=s=*s
FqUdeg
e
X , r I 3A-
geiffiSSg
dTi | .- r I
\=!4"'f
lP , rJ Saco
- | lil l'u m
= A = d=-o
-EI
Z lrl rr [Tl
z -g >
O mx5'
/_\-u
xs?g
m-1 r
F.io
(D
-€'@E
8r
z
=
q
o
;iF*gi*H;gg
iEeHu'qEsE
Ellfifilill'FifiElif,li
d
[i* * :: i"i|:igft
i;-;;;flEF=EE3fig
za
d d i5
-l u mm
IJ
9.
5
\
JJJJJ
9fsD N-
z
'Tl
r
!
T1
xa
\/ lTl
ttt A
n\J
m1
(,A

z@
nrn
r/A
JJ '1
< -'1
FO
rz
-Il s
m
o
c
n
m
a
JX
PE/M
.J;$=F
E3 E
*
;Ed== €= = 4
r:5r; Fa
g
)
5€ts;6 5- = A
5'31* f or"
h !
1i9r, aa
e ts
=-96= P-r {
o =Q 5* e
e&Bae
z ;E 0
1.-=:- O d,^ Z
3==€a il =:1 6
a'o lE = *' b'
-.AJaiJ--
;69XE o- -=.
^=.-== j, =
E"gERs b
r;ae* il e
:-r-O in
x u;.c7
P -{o' @
Eefi, F
= =.Y O
-'- J - \/
=
(o
r(/) o I
=
ooJ=3=3Tl
x x J.6\ +a +61 L
.<< I A o': ofi o
(^(^---=
i6iil no rP -u'(D
5 5 b'to b * r b
=rn]U-Jgl=c6mO
>y+€ *- =ub
H€ 9-* i =.r id
?eT i9=e2*
oafr9.s:PF
#fr5n fr8 i
o=! u6 P
xo> 5. O
:l (n <- I
Y -o -
ttt a
;-i X
\/
xx -
6r
E.
A
=
o
€
6\
3
9f srlu- o
d*fissaeFlE
e4H
E
F3;=$$Ffi=isI
n
e **?;;Fi€H
n=i
= ErEsoa=Ag
"g;E r:gHfi;l;= L=i
g *$r;"=;frH=
Rqq
f au'i,=;=:=g
d n
E
rigqsiHE
s
F
3_es99g3B
q ln
aag
F;q.;t
a
ogi
I
rg;= 3
sl;+Eq;
3
v --. l/ -.6 ^
-a@ Y(oOO O_
5
I
@
ll
(D
9.
f
' qq!o.ao1
Q
> R P d =.=H J
o3 Yj<)r^!Po
? * -.D O =.:aoi
gq a'6=-*+.R
qil
€3,:;1?€
: =
++= Q
6 +
Y e
*o I I a
m YAl=,IT3
o E; aE 5't
^ -*
o_2.9
q 3{aQ;
s.
a - - Y ='F* z
3 9q--di= q
E =9'"'=:"= t
€ ,=6!F"3
n --:C-'Aa)
= =9d3=-8
q) *; oo d
d odoe-3
g <o_-5='o
: + -(o -_
d q
Sg #eB
I -=6+-i
+- Z "i 6
3 :;"8
frE
;
(o .{
g==93
9 € FE
U.q;
o
d
\v
n
6
I
{
=
z
o
3
5'
GI
m
CL
cl
o
t5l ru
J
t >r]
= :;i
G' O+
1v
+or
=T A+
z vm
o *o
xx
\/ +
xo
*-
= (/,
ru^
x9
6\
-='
=\<
o!)
:'B
oo
<o
3g
n+
o
o
_4.
g
=
=
o
o
{
:f,
U
a
z
z
m
-.{
<fl
>0)
o^
o(
-o
1J
do
1)
o='
-(a
mi
t^\
I
m
x
(t,
E
!
!D
.5'
€
J
o
I
-
-
m
x
'r)
!
5'
=
g)
o'
!)
o
o
I
ro<ou,o= ?9
o'1gi€3€
Hg
E2=!Eg; i3:1:q;1=.3
=i;=EiI :=-E{ssf,Qst3:
S=ZUos+ E=*:6=;_{F-?
iE=241n Ffr=;=rrilt;g+
qeilltgr
'[;:E
=ssq;+
IrfiiEHFi1fiiliggiE
fig:[#s irIgsBaFlA
;EFEIE lei€€-=
?=E
EtSii! =:3;rrs€
#;
ilqsHnq gHig;.drq;t
; E;d
' e s
9
il
= A (' +
o_=!!lo Q_o Jo 0)
o
o
Fc>
-.r lTl
Ng)
OU)
az
l>
<o
on
nv)
p2
'>
t\)
o)
I
CO T\) J
0)
z
=
t-
-o
ll
xa
hix
\J -.1
nq
m.-
g)s
5

za
c)m
nQ
;6
rz
TA
TJ
o
o
m
C]
c
!
m
a
o
U
Fo
-l ITI
BE
az
J>
I P N - @ Pln
*:F;E**afia;gE:$rFi
n
flE
l*elH;srliiiggi}3'gfi!
*a;$s*5s;i
dxB-Eaa
;tj
"los€S
i$l=r*iqa=
s IE
f;n"t;
l$e*sirls* s E5
q$
ql
ir*giltilB
8 Ea
I=
il f;s**:F-3c= I Ha
gE
*i
Eil:+e*€Eg
n E
rF =[ 8=ffal-dEq q
F*F itA4€
€
sF3=$3q
c i ra o rt'Q- 0)
=-x (D= c f
i
33fl*
i;
,3 aa rl
F d'= Q9
5 -d !fi
A fi, 9q
o- 9o fr*
q qfr
!r
; Px q*
\Y OO di0)
00) ir-a i;=
(o 9- i.o-
? es *H
e &q ;=
I e'3
g=
x 3H r
o,5 9
o' f o o
a
5
{ o(Jl
<o
on
-v)
mv/
;z
-r >
f\)
OJ
-
z
fl
t-
ll
u
9cn
\lm
ilt-\
n \/
'Tt \,,
mZ
(r5
(/)N-
t],
m
.Tl
=
z
o
o
!)
g
f
GI
m
o-
GI
o
3558 frEd
:=-i'x-t
9dt-#d-=Fg'
;6d'=.1
x
2
=€.: F
r 5
{ *--=*
(O ' :Y ii^
J' a J = j/
6;i;? e
'
8l H
"3
oz.q,
_r i
ilfrEdBe
ee:
E lE
o- i6xx
o - =;-
q *ifi;
I Y D ?iO
= .-4=*
3 "e#
3 8='
o- =:
o aq
-
xl =x
*z eI
:l
3 3-+
a OO_
g/
t-
m
'r1
=
z
o
g
=
(a
m
CL
GI
o
(-
fN-
-T.t
>
rO
T
m \/
AT
Ym
1-O
oX
ao
(Da
c)=
.<o
-=
o+
F'Y
XJ
-(D
o
=.
5
IP ruJ
5
\3/
l-
m
T
=
z
o
o zD o o-*^-==o o'Tt'Tt'Tl
o =f, o: " >:.;'JC c-c c
1=Fd=rAfE[E'3:
e
€: l.t, f l ry
=- rirts
ailiqi3;gi:ii3i
+=-,E: [
;F;E
efr;
g51
:
TE[
1:: i s
fi,H:sl
dsd==3#5
=e=s Hgl
6fr
fi Q;lsei3:#=
ex 9qf;;EsqFlg
8_a - _j = 9i,=^
d.p
=
-p
;x 0-Rg b
*'r-.
€oE
q3E
o ==Elf
63
+€ a=
H€
9,E
q
F=q
3: ;il;tsEtrill:g
e: ;x
1;i*BE =FB
e3
;3:a:fi$Fif;=
H
qr:iT;fr?r"
^i
Ptn-\U.^64-ndt

@6ft
m n(?
I id
I ;:
]Tt n-
qR
{;i
ng
-{, trl
zu)
o
rn
z
q
z
m
a'\
U
Fo
-.r lTl
BE
?=
@
@= 9fs,rt$- il Fs"p">, Psrf sr]t).*
Hq =T=T= n >3PP FgEdPpf
X,- Pidx'ct=
{ :6;: Ig+ 8n'*s[.Hg
!l=. 3E =! I -; Y:SY
=; qPfi** = 3*,3 Hifi 3=Ee,aa
; cax,x? 6 E*e'4 V=; Ery''3gdi
v' €o"A m 9[EF p6= rrE:Faq5
€ F'= o-i
' +n-,v
z EeiB
fi"i g$U-,.K+f
= ;TT09 o isgq :,mr =.,.' [g[
! ePqii'
= ffrEg ?6Y q"3
Eq
?
J 3in-13+ lll D r :'-F D=< - -Y.^
= >O<l
:E p+
6I Fs
?
flna? edq
?ge
= 6 - +.,i g ie$E x= FFF
(o -{
rr m F * ]. 2|'a = - Fi-nin
s ge i1=2 q;;
o d ^ = A g)
g a 7 ti+i a
6 v o=
q6g
g a-{ X
o ro
!
.e 3T m
-\ 29 4
-{'r a
o
aq
g)'
P; =P
!-o4X
aE'' a
'Tt - 'T'l
c o >c
(D
-iaO
-L V-
-of Sr
\a2i
! = l/E
oYm a
€ m
6'I.
dc)16'
_-L T
- L:-
'J
oogo
-n1]- 7
;n- -
.'r "=
!)*
6'o
o
€
E'
;
il
a
a
5
J
f\) @ -.1 Oi
f
@
to
@ <o
J JJJJ
t |Prul 3€== de 9H
3 dl#g 9d"s 5'= i2
r *eep djF€ == So
z 8;=6 .gpd ;9 I
O t66E dq.=* ta r
e eFff;
i;s9 B=
6 qqA =tsn fl
= g;r -'Eq Z,^(n
m ta$ B:: iri;
? 7r- E6= 31
=
3 2'y. Lr o =*
g 1 =.ICil;-H
d ,b 6-- !€
il * u.E; il z
-- I €e! 19 o
8 e =1i q€3
= ; Qeo 66
6 '2 Jsg ap I
r s ill a; '
s. -'q3 :.9 Ro
d q,E.X 6 iriX
n\--fd L'' J
ae a f
t
(r5
o)('lS(l)NJ
<,ol;<> Pa <Url<3i
=-+a.6=E &,a EF€=€3
=
T;qq?q
=: a*qTqe
E=dp=d
; agf=i?
<5;==; = -QoirrFm
i c- >c- -f ; , i r^,#z
Aa=67= c ^'a)-j-
:.4r-=oo i >RE!*i
g
ig;39 ; -ZE?*z
3:ao:- = ftli I
+d75=T = = g -
€3,^;=;. 6 ; *
qSHYJY
E m E
n=."-'=' b ?i
?q E= g s
=J = ^
€9 6'(D ai :
B-d =;' s I
5=' q_ I d
60 ? q
.is d € g
-.p
eA E -! rD
=Y--_@
v,s3=o-
3
^
J <J
O i ='9
+\9gJ
d= o€
tO^i
=fts.e
vv++
)r^v
u \v +v
=
\<= a
w'^-
- \u L
sr-j
<J:
D.i*
I trU z
... o
J =ai' -{
x'€ m
E
6=
o *h
=g =
^-
=.
o or
-niiT
U J \/
f -o
Q^ -
\9t
9,E X
d\--
ae 6
=
J
N)
5
(/)
-O@

z@
oI
JJ \,I
<-1
to
rz
T5
u
m
U
c
'Tl
m
F I
I
S JJ
('t5
@@
$r I srP-T'.,-;; F d$
i gEic
l== i {SdElgH?
1,fl-5sF9g
1?fiEaEnam
rrF o! iY'
h* dar**
=eFgEsSBi
9; pi*E{
6 ;;sH:=;?
iiF:Ep=3- == x= m
H
:EfiEfl
?6
B+E!
F g3t-T g-p
*39
:3*i$a -q g e
9'a*E F F I
: 5=s a E i
F *,>* 9 e;
_m6 ; _-t A
5 :YE = o q
E Hio s o e
=f\) =. = ;
8 ;8 6 o- ii
I !+ e E g
-
)P6
-l-l ooQ o Di-r'] <>T]-r'lr1 ooo(/)T-Il!
f f i5 xt 66a_*.1
93 B E
3.
?
q
= = H E Esq +€
?
FTq8E
':F
F
g#
€€
sff
a
$ eaeTsi
a ei#ici
+
+;i
HERt
+R ;5H=!
qqir-5i?+i.EBqr?n
i= H"30
f; i fr=i i$+fi3iET*at
:.' -efr + :^ [ Y..fre3a*Yorrl
'aq g 8a ? + Rif;oSfrEi
>-
r= = i= I g8*=i!44
qa : BR
; Ai7*isE"
oo 1 ri q E*[g-APX;
ri o -Iro = ':jliPb6fl
6o 1 =d- + H_x Fj
I ll o-c
^1 F T' =^- =E jA
P lll v +s L
=o = $J S CI
=n I P.; o -ro
d B = ;6 3 e;
=, d d 98 o P
g E ,3 F; J
o) o = =o i
urz-{
E 9's,}'sDr!-
g P FBENiFddi6
I =etr<p= = ft p=em>zrm@-t
F
i*gtF3
i 3 ilqiflsfifi3t*
b D+--,
is, i 'n ]'e,€=3lJjllFi.
I ;ES,ie; fr rEEf:
: rose=i I pl '=19;idP.
E d;?E3?
n Hmfi3*Eii*i
+ I;=J8U iidzpgStr:3i
qXjF*-" i F;B;eul
aF6os, g lYg=I;frE
AXHri = =
*s+dp E ? ; #oE
trrfixi d fr q #
FSFF= q J =
@D
H$ s d
*^ 3 J
$
69
g
=almgr<PP=
s
3=3
*16 f,B
3E=qi
?
I ? #
ji H L/^' i ,'.'+
T
B!"Yilaq+?
n i 3FE
KPr"
n: i>1Y<q
-l'F i(r6-*'
P^ <fnc,,i#
x>
:icD = oo-
JT
9= t ie
== = ;'d-
.<-$ (i O t\)
R'8 o qE
{(D T Rn
oS = g
X<o
+(/)
.=P t-
9o- r-
;E 9
t6
9e
uztTl
on=
s' f\)J Y 1
e.=IU
3 3+ ; o :
o) €g l- C 0
qd o { l
,o t- rn A
; ^ - lra o
r.1 | S A =
X; m l, o
lco l- o
l(tl = E
:-r=6 =
Io F €
(o(rt tA' o
nrAC
=> f
sa :
N)' 5
iiz
r60
o-{
fJori
llE
=a J
o
o
f
o
6'
I
JJJJ
o)[\)ro(oco{ o('t5(J)[uJ
o--] o(JrS(,tuJ
Fo
J rrl
Ni U)
o(n
az
r>
<o
1am
aYt
l2
-{>
f\)
-
z
ll
r
ll
T
R,
\/m
mh
o:j
T1 LJ
mZ
g)s
5
I

zo
om
:A
! -'r
<-1
>o
rz
-us
I
m
o
C
'T1
m
(t
m
FC)
Jlll
Ni g)
o(n
az
r->
ePso P@ Plu $5'5'@ :^ E gfs')
qUi= =3 =f, Ae-eg
esla :; FBs;*l gEs."E
:.a; i= TTri:g gH#flT
?3aT
1= F9d;fi3 1;EYar-=-Ei: BF E; F=E.e ; = ?6?
gc=.J
ei SEsH-E
"=2Ff,
l=ox de
3e*0,_
,i I*Afiq E3sE
3r?'
6 iE
a ?g
'l=a
=" =
e=5
5=Fd' X fi[
E'd;-a rd :!-{ il d+ d=A il E 8_ 9
d==- =: E_< !?EE g
Bg3: :q -- 5r=
E"8;A E; F E=e
Ei*l q5 dH'
elai ":5 6zE
l*a Fs $*e
ioo )4= = =
fer F "=-j
.< =g @ X a)
X
r't <
r?
t-(D
Ol
Tm
lll n
7Y
I
-
A
-!rF
oT
ga
-ra
#o
c-
0)
@
<o
r)m
!2
-{>
-
o
T
PU,
=m
CD
(n
=
-
j
N
o
s
n
T
-
o
f
q)
P
3
<:*
\ex\o
A-o-
6,
o'
or-
Nill
-^*
>
-.2
f
oQ
oc)
og.
c
9-
=
€
-
2..
-
J
o
-
(.o
o
@Pg
o(
-.tcDc|r.NcDNr=. \]c|.)('sc,:ru-i. l! 5G)
'g qr- @
NgTrz>o<To. t5-nz>o<ro. O ,^) om
q=Ep=o3o-i o:=Eo:=o=o-:l m 1= 9o
".=q_<-€4€N '.:qs=€+€N t s.= €<
gta;^;:=atR 9-,^A;:coH = dr -e
g-Xri1$-n6-R 9-KY5-ndt:i -t 5 -116
9#)*.XQc','; I E 9#)*rXQco; | 6 3q, b+
e: p v/ , ! ' x6l e# X ' i,o (o
c ! 0)
-H!+Ai ami,o -;+Ai am^O *x. @=
N "'O 1rn, )v)N A-'O 1rn ' iw'J D = r O-
=fqr;fiu} ixfqigfiua 4: AH
'r'6,'^ 8#le 6=6)^ Hilr: :i HE
;,9'ffi I2g= :H,ffi g2gB Ee- Hl
5lrlor SJoY i;E-l YorYQ 6- C-i
oeO , -.'.,q y H !D; z n3
I n-J ; *-J ; i
smr x Ej -B 6 ; q mi
-U* € u- E j : ; P>
Ee g 9 g e"'| E
ur - cn
€d q : 7
a
/^6- u
>€ = E'
=.
:-: s
tso
u= =
ide
-o
qo
n
o
a
:
z
ll
r
-u
-t]
o,^
\/ m
m'A
VJ
mZ
(/)5
s
{

z@
qx
J.J \ ,i
F-
t-z
11 5
ll
m
o
c
ll
m
61r @
-{oc"sco *'-9. ! 2 9D:.rp9f FD
N.. +
'g
il5Fiii5Eil - = F9r-iHtrHgd
i
-^
333;Ee-'-EE
; 6 q3E*;-o2=3 m
iE?3+gd+E
r EF*igiEer
E
=?LE:sTsi
=" i:=41tr pif 6
FaiisiBsS Fegrq; HB
Z
2==i:s:;il eT+
;e ! o
*n=Ux IllE r.,3 ;? EA
P=frBXiXE q> 9n,i
;H6-#; gi;I n 18 qi
m'_-
P=l E ?5 g rI
sg = d= s *;
H' I - d- ',2
6)6r-,v
ffi d b 'P
= € R <{
m ol
5 E p EE
x --i
I I>
!l
oO
,"=
@
o
NJ=. 0)
8==i
of(/iN
Cr(O ! O
o o0,
=--nO Q
EE-?E
..x'o)
nr-'coN
o i oo,
3Dcoo
iaoo
j'i-xf
NHF..
a@a
'i=
5mo)
O=E
ov(,
(f^r
d ,oJ
s r.
_O
?-
^ o-'
>{
Yi
O
x
.
@t--l-.{>
oi=X=;
A A ^ J.^
--J|(D
9- 3>8
i n€ g,
z'o = L I
-: -\l
z i , ao
F-3-l'
a ib>p P
v ==z:;
+ rT€Ft
J m'.T =. rA
F PFHs=
z l#in 9
(D mrrr-- vt
x ;-i < -n r'1
y<= x
,P rg €
i6 lll. ' z
tv
o
m
z
-l
t-
fi
(D
x'
=
)J P St'l P
|-'I
Fo
-r lT]
8E
az
J>
<o
o|n
oy!
!2
-r>
f\)
-
@
mfu
Ci I!:* -i e,trftrN- i 90)ie,9l90t.,- I
cminl
D P= r Q=O==P c, =E;fPP=> ;
= =.=
f {a+.Eex
E ,Efa?6gEg
F
i ;$
=t#g$l+
="
$lsgliai
=
! or o orrr''F- -I-EEFiH =
r rm t,tnth-= t:i.n=FE 6
Z 2i 2;l;lE i== -,r-i
?n 6 6564R 4<=:=Ei
.r -lv,-lsly -l
s dsg crE ;;1S
=3 u=+ ; 2 q-8e
"5< = + g.'xJ
= = 6 n >'
2 = rI Y
'oo
$a
F
^O
^o n1
==
oo
9o_
=
6
3
ilf,a0-f A=q == tr=P
r:t! u (D = LJ o) = -'ur.h J p
Ra = 4q=-g=.? i''x = a
H= i,='Rags
5
Eil*E
$sfi
gEgq.Y';:H
D9 i 6'xo6'tsOn'y-
= - - | - =rF-c:-(u
?-X <=i t,-lE.l"I
953 dfooFz = u)
-16o eYiiY= E m
rTP o1:l-i| i i
;a ri !
aF)'
-trl m 6 e
\-. J
,- rt L
l-1 oii
l)l oo
i'-=0)
et-@
$-\=(D
o*Yu)
=.
v) n
OO J
;i' u
(D
a
z-=o
ctl
=o-
v:
69
xo
a@=
1
9'
f
5
-
(o
z
n
t-
!
D
xa
\/ Fn
MA
\JJ
-T1 \J
mZ
CDA

zQ)
ax
J.J.,i
<-r
>o
rz
-05
n
m
(f
c
n
F
a
o
Fo
-.r lTl
Ni 0)
o(n
az
r>
FB€
es=TEdiiaEc,
i-'$+=
gfrfr*la
E.F,**
E
F
PO(/)x O==.+
t)qly
qd:
+ lE*[e"*Fg:5
=;
A=P-=. OrXE0
Filc
gEtii;gs:
;i[ H;::3
H;ai*€
ilalg
= E
9==l Eqg+;9d:Ekg.f
9dlrf 8rbd,r P:;a
gs3g
Ei+3:iE**lii
iliAi F;[s=$ Ai5AE
3
H
H=iF
Fa'=3€3i:iFt
isg€i
$lar;3
'e:gi
2
E
;1Er*iq;q:;F*aiaa;:a;€iFglfr i;33 t
giiI
a=e
ti$if$;5E
fi
s;*i
;EEaE
3qii
asiB
qqEli=H6lq4p
$:3a*e
:leua H€iE
qii; g *"#=i=o
-=
-*E l
€i-#
a;*ls;E_iAsaf
'a$s;
ifi:fli iE*'
'i;3.l;gi[EiESi
I imFi
llgiE
fHiE
3R; +F=*=EF=[3e '-35 9==QT =^nE
--- - \9 -g- y v gs (, \u \y -J - - vJ +
5
N
z
o
<o
9B
mv/
tz
-.{ >
r\)
o)
-
z
fl
r
T
xa
YM
ttt
n
oI
T1 \J
fiz
CD5
E8Rdil€=eEi;ia
EEi ,*uiEi
*;g;
$Ilrg
qi$gEs
Eis[,Ei3l;s
*i
q?:
ai-]d€
er
i:iinl3i$3ie$
3Ei
+
E[6iE
Ei$a
gliE{
ssEiir
1t1;1;;*}3{Fg
=ig
rt
3;igg
is==&;rq*E*3i;
giilggEig;EiEi
ig
=$igl
aEgi
iEFIE
-*:**
igE*tEEi:l5iEglifii,FliEEiE$IEiaE
I*lilgiiiiigigrggggi;'giigEgigl
9)
=
to
5
ro
-

zu)
9A
J) \',
=-1
>o
t-z
-I] A
I
o
m
o
c
n
m
(t
o
Fo
-r fTl
8E
az
->
'::
!*q
*31q!E3g
rffi
cgft
-gg
[i;ElE*
s; €=&
c
sigig a=a*fiaF;s :sai
l=:
gii
agi€
r:qi: 4e€aEisn-a
*=*1 istlifi;5
[E
ila il:€ ie;
g;E
z
gii=
a;
ia3iE
a;
*:aa;
a;r*q;giiinq;iP
i;[Eitic*
aAg*;
ilf35brB[ag;Af=;
i:fie5iiefl
Ra isi qsa*q
?i; $€lq
[g
E}+i
=i3
ig
ir+ ie;;t; gA
$a*1
Sa
-i*€sf?
;; $93
EF5j;*
*i Eii
3F
3iiiri
c;*g[
3a*[g:
ni [;r
**
3;5: rE
s
f\)
ru
<o
9E
X@
iz
t>
N)
o)
-
*(J
'T1
r
ll
ll
t-\
x@
Ym
- \/
\J -l
nv
mz-
CD5
o
o
0
m
?e-Zg =
Qfi=d z
gtsf= 0
='F'(u (.o
9s : o
.-=z n
-o P m
L=+ ()
E.E =
* n'.f O
T=- z
lvA.+
9 2.=- +
: o J5
ci rooi.
^ nii i
1. F-"*
i.=
I :lDX -
P '5E E
=' o(oo il
(o {tR
F dd=
,H :gJ o'
J nr -J
P = -'
l=a
- e.- )
-nr(
=
='"'
o =*
EPc
'x:
Y -@Y
M-
- --r v
^\PJw. aaa
O
5

sge?lig+
r
uu:,
-EEE?eiF=
E
EFi3i9ef
; H
ii
-Eg;g;il
a'tir l=ll+iiiB
*a*ara:iu
*
E
5t.3q;]1
fi 5F:
€*sgdqal
H
odi."=d€.
3=*t:i5
i=':l''e
x q33
*;lg;=:li1
^
gsa:lai;
H
fi
ilsE;+s
iss
F=uBI;;;
H;Egi;qi
liEig[i:Eie;lrlrll'liiEEa;
i*[e;:; 8e= *
i=rEffi+
ffii ;liliil*
;*lFifu
E
Ei:gEA*
[H;
EEsa155+
*;ffis*H
;s
.3oH;-;-e3 ,3q.8 lggqtrx;F e;sE7,"E ?=
5
t\)
5
f$g* FetE
ai
ii;$l$u
i+iE;
[[g [
fi
[$ig
?=-
i.aa
n
e
;E:;
d3**1g6
gi};:
;gi
H
' a*r
6
c:er:
ffiEi
sus:teE
i3*ti
3sa *E3
*8s; 8 ;
ssEE
*i;;F;Eiidigiaiaril
=38
ilic ;i**
c:ti-g
i[ria
$ig dra
iEE
A 3
i3,iil:Eaftilg:ralegEiliz
*3q
3Es
i E;
aEF+
;Fljfr
*
i is
} F
frt$ 4trl *,;air;€s€*e
* gil !
As: i*
i$ ti
-:s$
5;aaE
B3 f*F Eu
$E[ ;e:; il*ffi3
=*;g=
1; sg; fi?
z
o
(o
@
5
t\)
(tl

e -A;l
p**a= FE€r$-
?r,
z
e*EEi,*f
nj**q
;rl: P:
'i[3HlFigiiiiili€H*iEEiigfifiiiiiiFiH
gilF
il[;3
3EE+i;
iil a?irrqA
+
srsn
8:
llfi:lEi-gEgiEi$lEii$E3EiigFFII
;€$
ri+
gSil q;flgg
[i iEr]l;3
,1ii
ffif E
=2
msa
E€
11
iital
31
lli[ieE
ffig i
H =fi=
;iqg
[aL"*
rr .*q;;;a fl;F iq* F?
aiI*+;is$F;sssu==g
g[gFi+Hii
EE
E=;==_Q;==lS
++ilq?F
[iai+rlilii'EI;;5+g3i;*#i:E
fll;i*;t5flif3€:;leEa;;Fi'
t;
:;
+;lr=e
q lli e*[
= [;::i f5
;e'E::.it*3;
;iqm;1
3 6*
;5t 3r
Edr=df;[,nii
;g [€E15g"' Ia:.b e
lglliirgliiiliililgi;lrl
eigiii$;;;E
*;*ea;
;a;u- + ;:
;aesls=;ai EFaEg d #=
xe€ il;g 6
3
-F;E
ig
3i
i
€,1 qd =.o= 6
_bq_g.Etgx
5-{ 9
=
- R a
d
E-=
H
q
q:: q
a - sp -
a= X.q6-F
= E
i ni
1:
e{
e
:IE
nlE;i *
8d:fr:""E1
E *6P X
=3 q,
=
6."=:;
B
S
I
d. -= Hrq5
gf;
:.-e3=
;;
-o='q5'q>'
=
=aaEfr:
r
i=3qA=6-E
.o X d'o "-=-
Q Y
dilofp{c.€
aCr^,Xfc(/r='
o o =\< o-o o J
(-
=
@

z@
ol
fl (,1
>-
>o
t-z
-o5
:D
m
0
c
11
m
a
t\)
oo o
(Jl
o
o
r
{
=
c
o
m
A(tl
!(n A
A
x
-l
a
(tl
s
!
o
€
m
!
@
b, N) \{z
T
lu 5
\5x
-.{
@
q)
(rl
s
!
o
€
m
!
z
o
(J) lo f\)
x
-t
a
(tl
(rl
bg
.o
o
€
m
us
z
T
r-t
frs:i:3;*;=
3i:e;nu
g
A;:
+;i
{
q
i :
=:3its
lef l;FE
dg:: r=td;
=E
i=:dqdlutH ;FfiAfl ,E
gii
6E*15F.: q=qreE
5
iEEFg"la:aE
;qu€Eg
r
a;Siaeck; =i43Hf i
=nJ=irq"iE*E
;;igfi;
}
R*;B0sfe1'8. =B6iaQ e
=
q
ig*il4
iE
= 3€g-,r
F
i
q;EeS$itgEB;iiE}
=atiq5:=
-J;igF;t;;
*qgssF
rSegF;*Eg
'68$-3Efl
i=f;
B*g=s
# 9:5=ir
o,
od g)9;'*=6 i5
i n' s"il5
6 o o ='!" X o o o- f ir=o =o
z
A
to
o
Fo
-l lTl
sE
az
->
=o
9ts
F2
-{>
t\)
T
+=-{ !-
6€r- irt
-+l*'
+_,pil z
;
=+E
=
=--- O
.f=taB
€
s^^r
di;o)L -l
.6-X** f
;; =Y =. -
-n< (/)
o -t
Dcof T
l=P I fi
X o o-:g
]o -- :1
oxxo -
I
.dl_J-
(,oy
,log z
E
q= s
xr^ O
X=J
!c -l
R
6J O
iar r
=o(/)
o:
o:
5'4
_ro 6
=-.<
*f\
=': g
Y9'*
o
c
I
o
z
p34qE dq-3j 3d
s:?fl34 9,Hllr N . igs
d
e
f;;
ga
i: f€
E
gi
3gs
ri h H==inEr
F5:; 4:
$H33:
'
a3
5 $;3
E
=*H#==
=*sg-i
i;=ql E3 I €tl F$;i,=
F:::;*frElgE
3lggrs;;g===
E[u:;fists4
Hiir+:
crsi]:
itSll
r=srF i: r H=l
pfrinEl
=+*F;
ffi*it
$} i 3;*
E;lis=
siH:il 3;;13 :; E &ri qpi:6q
I€;!l qlsrr ,rg
: ;$. :F:iai
EeEai
;t
*Ii l*
E
gar
E#snn.
lii:r,=1,+; t3; 6e
ilEo*.r -il€99 :rB d 30,
q)
5
t\)
z
T
r-
T
fl
O.^
\/ m
mH
oI
-r1 L.'
ftz
(r5

za
om
-a
?-r
>o
rz
-I] ,5
ll
o
o
m
0
c
n
m
a
fr
C]
m
ro
.m
Ni C/)
aa
az
J>
@
m
-l
T
€
m
n
ul
m
-{
m
z
o
e
=JJ
=m
('o
c|o
!<
q<
Em
='z
6rl
-rm
0)v
=m
x>
6z
x
=
x
c
I
m
o
m
a
o
a
'o
J
o
z
o
'Tl
fl
1)
o
x
-l
-{
-u
x
-
-{
!
Ol
o
"l'l
t
6'
o
x
I
-{
m
3-r
!F
m+
*E
1Z
cm
H=
en!
J
l1
c
5
i
i
i
-{
^_
:.
7
o
c
I
o
z
5'
o-
SDI$:^
EP a
g*g
g
;i aiFl
:
n
a#,9
$; tr
FFiq
rf 3e3; i;
--^-
!r-ig 30' 66*g) oo
il=,x
+a
*s;H E=
8ila
H=
aogr -H
b=q =9 otoP- z r-
o5Q q 9d';.8 A irl
Efi-:
€r 6$;; n 2
E;: el 4'58 g
:i,i gb- ,Bp=g m
E,<le Fs.
nd^10 q
- e- :J d ^ \u
5]|=. hq 5i- !
fi $ o-- 8ef $
A = a. U)4= /\
x ,E 86d i
I ; T;i =
lh
6i
-
5
CD
f\)
<o
9U
F2
-{>
f\)
o)
I
E P]
H
a 6F
z'
F
r '9
a9
P* =
oF o
6= @
RA ro
=U ft
=a I
a€g
Po c
-c !
im
,6 U,
- 'Tl
50
=I
0)z
^o
;I
6=
3F
l 'Tl
9l- o
re{
=o
=H
.BP
o
-
='
o
a
:
f,
o
0)
l
U'
J
o
-
o
o
f\)
1
1l
P
o
T
o
3
='
-
3
x
=
3
-r'l
T
=
o
o
='
o
o
=
=
o
D
E.
o
fl
ll
-
:o
o
=.
f
t-
o
o
t
='
o
:t
6'
o
=.
=
=.
o
='
--'
9o
om
lTl
.'ro
^, fl
{m
o
ni
5x
om
FO
x -T'l
o -TI
+o
(uo
-=
Jl*
@=
m-
-rX
o9_
n9
md
o
-.{ o-
x(o
m:
vc
-Tt:
'Tl a
N
83 59
asi +^
=.L -.)
=e d
4
;- Do
;;(D K;'
o:. ax
5 x -J=
qC I;
6 o AO
='- AA
J o \J-'-
5- ll-
a 7 -I'1 ai
F 3f
PA-
wa^
=l
L
ot'
.c
=
oo
{^t
o6
n
=g
LO
J. (h
-
ni
Xnt
fq
=
=o
b =o =-.{o = .r E! =.(/,
i ,u . -;3ilE5= E €5i3s s,
s d s +=
E
qH
ri?[ 3 +C1?,: E:EF l g:*
Eil;iii*
g
*f,iI;
6Eg
* q =:
i 3P= g€i31da ; Fd=H+ ,3
* Iss l**aac*'
fi
i;+ai
g+
3 8=a dqptBeE U -:9sd 6d
3 *:=
gea€tsg
E +giiq
€=
P ::i :;!3*Eq a uE:E= .3
;+;sigCsi;n
;:H;a;F
c a+f $3Eei=ii []{E-' f"
B 3= a€rgsa ;aa*; il
a i* dg$i+s :segg +i
E i; -;;HtE
Fa3*3 ig
€ =i F:;;g5 ?e+E:
:fi
s fri EfisB=; sp=:3E
$fi
3 ;; F;E5Ed .E;li* eo
I sx "iE3q$E ;=Xl. ;n
s, =.8 f;ari=sE ';i=A dt
z
o
I
r
l,
f,
9,,
i'i
R
o:i
;o
fiz
g)5

za
98
>-
;6
rz
TS
u
m
c
T
m
U)
o
Fo
J lrl
Ni c/)
o(n
az
J->
o
5.: ('l 5 o)
F* afitfiq
E:F
{€sr FFr
ie 3;grt i€E
5€ia
;;g
i*;;4€ :ti3;a"Tql
iB teir qc*
teir i*1
gt;ia€ =-iAq+Fi,EZ
[g *}*$
6 H* lEqi ;H
ci aqes
il *q
Js3H
!*
'[ ;;i: u-l
:t='{:
Hi
s ==EP e*x?.fi!
Fi
3 ida; ad 3nE= itd
s frH€;
ig #€:
H3
e €;il5
;A
s33
![
"- ;,F €a: Eq
@aa@
oooo A
=' ^' ;i' ^'
flff
\,1 5@N)
rlll
P;lEE;i{8 =;;tgi
sFRHX*=Flf
f,a *Faa
+aia
Ei *o o o -iri.=o
6..@@^ =
f.n rn -.4 O O A
v +(u J *
f e _J c)
+ J
rr *?.X o =: o
-69=-
;'-drd ?o R
f p:--= =X H
== dF Yid I
p'F ^ i$ ",4 o-
.?o- =+ 5< o
; o 6 o-o =
a€ =; o,d d
;9 cn't =6 T
ED
== gd =S f,
;Y ?-. -^'E
s^ (u
v @
eD *3 o-9 €
oEr o - !! o
ai - i- =
+3 g9 3t ,=
O(D l(D (D(D v
:+ 9a 99 'rl
L -^\ L L
1o
o of oo
^nt6th=
5E(/)
n!- 69- +
3o" d:'r
o€ D6-0 F
Xq 9oo r
-" X-g
d- @
+nr ^
a@ 1*Y
=' f.+ \e ,n i.
o'= o X'H
f ffp 9)
qtH == 6'
: & *3
4
"v)
E
g Ud'
(D J -o)
-* 1 <6'o cj
gX _E
f .,
=
I 1r3
oi 5: X
o +=
\' <
=X a o
Ja^
e= : -
4nt
=. a<
X o-6-
u 9^'
I =E
AP
^
=5
{ ('rd
n\i
g
o\
o- o(,
CD
5
t\)
E- u =l'
3 -, 111 YU.
=b' a Ha
68 61 r?
rU m -{>
;3 1 B
=q -l e
=d r
gE
(O*
oo
ai i.
-0)
oo-
z
o
T
r
lJ
fl
Orr
ofr
mr^
(]:
mz
(/) $
gil
o--
oo
idP
J6_
o-
;='
Fol
=.n
q.?
=o
(o=
gid
oo
o+
Po
g
3
g)
6
6
*g1e
ggggig
gEE+
lZ^aEtg
$flgig
9[:€ *$:-=+i Hdile
ri*g
-i;lr1
,i*E
* EE$i
$E3*i
:;fg
EgE[t
iEr gig
c+iii
tltg
$19;*
q$g
rqEi
ca;iE
;3ss
E*ifli
:g} Pf,FB
sq;;
*F31
Ei*ri
es€
*tgi
ffli
"';i(o f f o
;?E=iinsra;i-rElE[E;
€agi
.c-fi;1=
$aE gAe
$1=g
aBgg i€a8a *H6 E>6 =6dq
E
lu
o
o
5
I
(r)
(^)
I

zu.
oI
n(.
FC
rz
1l+
!
o
o
m
U
c
ll
m
a
o
U
Fc
-1,
BU
a2
T>
r*eI
g
lEI
clfi+i{
FEIIiEEiItft I
BIEF
="
iEF
I;lli
';llll';iea:
E
Fsg ili
iiglglflllEaggiitiggii6
g*g,iEliEiliiiilirgii
$fi5 sE
'=-=g**l
H;t ailtsxrdg
-
5
I
o)
5
N
o
o
<o
ofI
-vJ
frl v)
;z
-.{
>
ro
O)
-
z
fl
t-
T
t
2a
\/ m
mi^i
VJ
-T1 \J
fiz
(/)a
gEilg#
Ea;riill
iiit
'iriFr
**;l;ggl
E
*liiEii
ililfiil =ig$i
3[qffi
IF3+iEl
H
lIiieg
i+iE;*i
i4q1t
IEEa+
iei
e**g
d
iia:=3 ieafu;; 9sfa
;s:gl
i3E;AiE
z
Ei;#
gi i s;siE
3 H
i€H HI*3€ iE;FiE:
FliiiE$*EiFl:'gFligliEi;EaEgi
5
I
I

ZU)
9X
JJ \i
<=
>o
rz
-95
1
o
m
c
3
m
@
p-
€
dg FB6;
l
9,=
; qi [3
- J --
--\uuaP
n\up(ua\v+
X[ 341sF
x
? f = its;o"-
6_5 53E1q
E
f s1€3E
de edoRr
lru (DdiRf<
e€ sH;s*
J: Fo il ='5
=i. R€d0d
- q 6d d A x
=€ aI =
U
I
:-q 9dd8E
A e .9ff:9
=3 sEnF
I F -'9
9E
&A B
e Fl
o-< a,
I o'
q t E
^o 5
; a Q'Yt o
^a ^ \v::: J
+.
i6 o, i g.e.
(o< T x o o
Io
-{
I,
I
z
o
b
7
€
u
=
z
o
P== 6'931
*!s;
geuE3r
aE;
gil:
?:i;**
si[ r;*EE
S€+:
g:[#:i
t.=.3
9e:#F
iifiEgE+lI3li*it;=
:f,a;
AF*Ee;
Eai
'e;+g
s+aE F:s'E;
ffi aspf;
E'if*
'=$*i.p.
€d- 8ed1
tgid
*a;ne=u?
ESAE
A;
3
eiaig
3=
Hc=i
Bq= silFa: ae
8
e :1* i=
L +U n J nr (u P A J
(-
9)
N)
5
O)
U
m
=ar
-l lTl
xE
az
I>
<o
otn
-v)
mv/
iz
N)
-
o
o
t-
(t
€
m
-{
I
m
n
o
!
rn
T
-|
o
z
f,
f,
o
o=9 ul
ooD -l
6*8 i
5(O o_ -{
6
rE5 6
*X + a\
+5d b-
Xc- :]
^.roo ='
P.(/).! -
r'P= t(u
fc5 s
d
E'
z
T
t-
T
-Tt
Xa
h1r
rr \{
T] \J
mZ
g)'A
^ ^E
C0)Y
a - (J
- +\u
= coo=
Y ,=i
ni dxlB
nt
J- -
(o=o
o
{=+
J=d
fA
-. dl
vJ-
oq)5
i^6
A<
xo0)
*f(/)
u=+
-J-
a*
-A-
xYi
=_€=
--^r
>z =9 I 3n=P3
="9
4ia I H=Ellg
=ii =;i € q:!iqa e?6e=
eo p.i'6'rn ie-Fi*a gs:ga
A* ;q= 3;;F*-i
fiH ;E
fi FE$fFF
'A[iE
Ed
gifi;frla=i
li*s
23 i: E *[*gi;
;E=a
-8 3! d e;;;=x: g='"q
aB Z
d= -3R:gi o':r-
6.0 o==R:I+ $*liC
E$ :t=aa+
liil
-
.:€ 3as;#3 *Fae
E+ a-o6xP.- =:d=
3- 3o:,J;;l Se,as
E3. -;."q=;fi
;8:c
gf
s
i f;€
F'€g
;^
v66J^\\Uv
P gqR}:
Y n OE:F
; E"SE=;
=. _. dr-O
! 9o i
1" ^. zd t - I
=: =ni =
< =::'* =
^- 6r - \i
=.F-- -{ P
: x 6 -_- 6-
2*6 r-
X o --!J *
=BB. f,i
^-to€i
--
a) =' o-.. o
b- a_r
w==
f X-pF*r
= '- sv-.U
J^
:=EX
H- . TP x=
z. di-=;-<
I F =y*s
;* (U n ^ +
-r"r +{ - v=o
^:YJ
p 6To
>e*
(o H_=.:--
.o =H 5-o
o., o_ _
;
f,i:F
* o QA-r
- + J \/ Ni
nr
==giI
:aq r
$ Q . Pq)
+=-u+
-.9 Y + r,.:
ldl 6
+- /a,\^
v o o o)o
-
5
-.1
-I I

za
.)m
+a\
4"r
--
>-
>o
t-z
-0A
'T1
a)
m
o
c
T
m
o
ID . g=8393"
26
FgilirEtEE$iEiEiIiaE[
B*F3;i
i+;
Fir3$F
=f
a€lE
eH
F;t.33$
a F+; ;$*;i H
333;
-oe
fiu;i;
H
d=F
ems;i
n
il+fi
6n
a=*;g ai: ra;*i fi:r;*i
rs-rn
H5i
ii=e
: iia;g
s
::;i; Frq ra;=rg
; =;$3
[:;ee
fr[;
ic;a;
i++;r
ge
lgla*
$aE6E
I
Fo
-.r lTl
':.^
6Z
I>
:D
o
a.
l
(n

<o
on
-v)
iz
'>
N)
-
-o
m
n
Ao
vm
n2i
<Y
>=
-7 \J
6z
mo
!
*(n
fr]Tl
oc?
fr=
=o
Zql
o
rn
-l
co
t-
m
o
.11
o
o
z
{
m
z
-{
a
T
o
lllllllrrlll llllllllll ll9 @c=
=€€€€€ -,
.€€€€€ "€ 3
--.''.r-3
E
i
d 6 6 d 6 6 +t-6 d 6 6 6;6 q 3 F = orc
o c
:n rn
(n (n
rn
(n
o o (nqn
qqI q': qn
d g*i n q;!
l1l.b & { g g d' 6I,i..b E
t 3,= P' S
T
q:
::':er<P9"raeJI:>q-€ &{=
rqPE i dee,+H
gg
Tbl_E 3: ; : q
=
:
i+,:F'."=3Ig s.,R6sbd: &:, =!.
=;bi,riBB==xRo'Epe: : : I:
3-'3
r q41...,
=aH
P
aA 63: o:
;93q;dHEtretrdsiga:' : . B-:
{=,d:adBEAi od>9:. . : : . e:
f q 0)
*n __ii;. q a =!D I.
3F iF;s.s..iq: *{3dl ; : :
"":t= Xo X-D-o
p_
- J ^J ^ ^i
::"." d+: :id' 9,,137t.t:::::
: : :' 6'' : : g:, 9: *j'., : :' : :
: : : : 9: : : : : 3, e; : : : : : , :
::.'+: ::::: :iS: :'::'::
:::' ::. ' ';:'31: .;::'::
: : .' : ' : : : ' : : : 3: : ' : : ' : :
:C
..::::a: :
: ::.:d..:::.:
fr
CD
CD.
l
(N
(n
('|ol(J|(Jl(n('|('|('|
@@o)(JrS(^)(J)(r)
T
(t
5
(Jl
CN (I
55
(,
N)

sF:=
g
+[g+*
fi E++F*ili*fi=
."e:li:*
= Efi
* ='r;q E Eftn*3 XEilgE,=:13[s
qEnaES
I F2
;
d.=aF
r
Ha3i3
!
EqH3iiqfii*
+EgiiH
B
H=
7 ;i: E il?:;q
il
ia=
2
5As
E ise:r
H
a*$Ea+a3*a
aH[[i[
; r
e
r3s
E
€erl;
i eAiillqIEg EEcgsa
-
iEE
iI;1 FEB;1:1ilfa
gitiBl
ga= EitgE
at::FE-3+'s'==*a
3qs 5e,;
a g;i=irt;*
gei=at
i*a
E*fg
H[laEt;li
'i*EIi
E
:li grEl
Fg€
iil#fi
i e*sag
93
e,B 5Ed; SFAqdagEf
=H3Hs fr=
@
o
=.
at
(,-$ o
I A--i
"xN
o +o
*-o,
c€o
o(D@
-J
\/
o5
=;
={
;N
xc) o,
zo
n@
* (,)
o)
TJ
^Y
o
(J|
I
n
o
a
f
(n
@(n
!,/ T
po

1q1d,tgil ; r = d fiF
fr9^-fr5f x ll
,-.sAqiSqEEaH
t F I qE=id
Ft
:t;i*;=q
+
dgs=
flg#dE
ds
gdH
st3
H
r Z-
3_q aE=::d " 1p6cr.' 96Eo_X qg E:O q:
i- fagig+q
-=*g3
?*qq='=;
HE3
d,iH
c F
F fi €:Fe*fid ."[;
e."F*i
g
'g; '=x;
q E
3 * *;qagnq *6
g q g =a a o ^=
6 9 (ucooFS'n o- F ,E o 3 7 q
2 g llgifi3,r = 3
g B !il:=6s=5 € g
_T.t (, \r}{.o<O lJ or
ni :T ,^ Y= r =.-
,7 X +u*i*5o Y'
-g iii a;qglg-t q)N)o) J.orA AJ(rN)o) @(n
x= ;F;Fqgg
?3q
5-H*
?5AiH
sg
oo FosB35- E q i ;,F B=eeE *g
dil ffif=afr !s E qu *$--f* ;; d
!a:9 ,pqx- o_ H_ D_ aft H
aaJi"Sg = = = E .-o
ogfi$sip a s a 5 dfi
ga:
Fsdt +;
(/)
o o:"(o o--*
-
('N
5
u
o
9..
f,
(tl
\
!E O (/)E
nsuHaIEE=E
a -leeAFEg
6do.=*ii$' fi E :
i=Fi;sd?; g
6rn
;ii ; I H
[g8ary;;;
sa
s$q$ aan=
$
ala
FBd
3
5
r
6 r."r'=EE-l-
qqHEas[iE3i',;i3l eH
3 :i#;iae[
gt:igi3IEB
fi [ fii ;
2 3::lfi== isBA[$iBl=
EB rsi =
F 1[H4;H3,
3' d:' = b H Fnr I
E +**liis$ o flfi33g
H.*:q$riB X r* N - :-d 9 :::
us;= - 6 ls E $ lq: = lgf p
:=id=*ir n 'n a qdq H
**B;g$;g q s =Fe +s
q+i
1:iF= g*g #:
;eds.o_, ig-=
r r frZ
Ctl
(n
I
a
o
9.
-
(n

aa
mm
T /^\
'r't i
o^
t2
z
m
U
Fo
;111
8E
az
-L>
II
::e€gE[$:sg.
E :qas E$B
Eg
+sii*E
iffig3[ il ;*iH;
i;i[
s
F
colr 6 -d
;
orq
**aF;E€i-gAd
* &gs3{
figg?
==_;
x oo,
: 5iFe;l[e;a+C
o
e]s
E?e:+
E:3:
e
E
e i[9il:;9l=;[4g eEEEii[Haagn
E
3 F3E.;HE*s:*:e
qfi E;:li€;F: o
i ;e*:9a;H5-E3;?
gts
5grg{E6^3E
j
i fri35ia+3u:iEr =;x^,8*:;; E
+ 6 8i=q.q1j-r=dqc- -lliF =oHd_a
,H- ";3qE=qe#d:;1
iddda*;i!ggE
e $'=1il=d
P'=3i i
s;i[3iIql]6g
li.
;g3ti f;E*
F;st;;:iq3[: =t*ilt
s*;_g
ei?{:=heE-H 3i
=5H
dixis{l *ia;_t {ie
,-Ai--l-,='1 95*9. +9-b ==-
;aAde.E{8adE <&38 f€d
d€ I @ <o
-+ h
€- F- = =i;
?=
P rr , H P ==
X Ho f p in N
X Dx :t E )<
y aia d i ! +
R ^o., - m f, 4
= i?= = o o
6 "'o-o = 6 E
't xd9 + a' I-
v N= or X 4 m
o co ?
=' >-r:+ = =
= r,L I f o
o X+ci o g O
=fr = I
g-
^\-
ci6 o c
x; 9 R
<-i
.Fln\
6
B€
L^
A-
o-
-
I
T
o
@.
l
(n
-l --l
T == =-
d d a+ t Pe'
= ; gJ '- =f
F 5 9D d 6(0
= v o= eoi ? .0,
P ; d To -=y = f .^
iufi
r E = ;E 31; i F=
o : ,^ '" m ^ ^ s
i e ilt = ''H *dg 3 q
a = -lo> : o- X+dE =t .
x Y 4z : : i8F 6 X
i q 3P 3 o 8ni'o s 6
i += = x -- ? o
(o ; q)-'
R6!pEe3=
P1?gJoo
-Yr =o o9=
-o=P6'0
A6+b-::-
irr X€+
Pclo:o
- N\ i o
ll T a' 5'l- <rr + 6'
9t d o -lo- 6 il
\
;l=:5(o= thJ- o
r)*.YY ^i;L
JA
9q;o
"'3= o R zFr^,-l +
3 d_ pBlB; :
6
o-6
F. ;!r =
-
ao=
(ua
ct ,X
o
:L
c
o
o_
z
o
X
T
F)
o
-n
U).
f
(Jl
T
m
ll
-tl
AA
T lll
<i
>=
=Y
m('l
o
d
di
o
o-
a
!n
0)
o
f
a
I I
lJ5
loa
(n
-{
II

r- il*fa
3
ure
$ss; ?nl; H 5 f;g $3
is=n6
ag 'FFg
6
+Ht
d#;3,{[s,naeT
#=
ggi€i a1
,qg;Hi ?l€iHm+;=6'6di
=*e.c
5 q1
3E
:=.3 rr; ' 6 q
3 r i ; H m
if$; 5=$
qe;*erl
t;?a *;E*3E
€:;$E:[ansa* a;eE iaieeg
€EE_
ij T; n ?qq1 qi* r 6 d +
qoild I sa q g;93 iPE B i, q l
3,EF-
i ;; '. !:s? gie s 3 I E
:-=uC o ;: ? oq=jo ++s - P
*=r,i.
il ;9 g 3i3g SlE
d
lrtsx
; E
e3F5 = t* $ lseq +ia
q i,
'd34 m ''- 6 Bq'aq g3* I
ers
q tH
.' +l:d t*g
d E
o=o
3 Hg*
e 3q
$s ;€:J fr3== Fo
a a3c
F ii ;r u=;-,*
g
rg EH
: i== xo qe =g? 6;. s=
u, a.a(n ;N ;9.f 6;, J_>
<o
nm
-vJ
v.^
rn v/
az
J>
t\)
-
P
n
a
-o
m
m
o
o
l-
ID
1
-{
o
=
--o m
fl
Acn
Ym
J
<T
D=
2\)
6z
m(n
o
=.
o
=
--
fi?
oq
l
dz
*o
=n
a=
g
t-
9a
'+
o-l
<J
oo at,
=o
(o_ C
-*I o
om
3
g)
x.
3
-
3
€
o
I ^ rrP
a E
FH
g
fi
qE
A ^ -P
a E EE
.l
)
O) O)
\\
fuo
(o
(r5
5('l
o)-\l
-.1 @
\lO
a
o
2r
(Jl
-r,
('tl
ll
t-
c
aa
ru t h
:r. i
1*
N \ .;
x-l!
VU
RR
O(J
+F
-0)
-{6
N)=
O^
9o
w6
w6
UJ+
o
A
(Jl
-

mm
no
'Tt -l
o-
t=7
>v'
z
m
o
ao
-
o@
= =-
O-T IM
I o m>
x € >{
Q
q lg
= dn
; >O t- =
2 =" #6
=
I >m 1 m
O- >@ rd g
- => s o
< oE p
q m< = r
'tl < ai
= X= ,; ID
(a Y\J r-r It
=29E
ri= r, I
I lcD o
-;;irio
= Y- Z
= Gl-
X=6
- >m
- x0
3= c
E=
6
A ^ rr]
A;
E
FH
g
a
q[I x -F
a
8
tt
{O
-.1 -{
5O
N)
(r) 5
5('l
(t o)
!\l
I
rl
6a
6 <,n
-t'
N>
o)(')
@o
- \.,
co
o)O
N)
-
O
Fo
-r fTl
BE
az
J->
t
o
a
o
f
(Jl
<o
a'\ m
-v)
frv)
lz
.>
N:,
I
T
m
1
-r'l
.^
=m
<:i
D=
7\J
-Oz
m Ctl
ft
a
!
m
m
o
o
tr
(!
T
{
o
z
f
-
=
*P
6Z
xo
f
aZ
eo
=n
a
g
t-
9A
'{
o-{
<j
oo a
+o
(o-
'* :D
c)
om
3
q)
x.
3
=
o
€
o
s
A
FF
t
;
qtA x -P
a
E
tt
n
)
\
)
)
)
)
(tl (n
5O
o) -.1
@O
-'l @
WO
NN)
!O
O) O)
-.1 -.l
N)O
@O
(^)5
5('
('to)
(') -.t
--l @
-.1 O
T
o
?I
(Jl
-a
CN
lt
(-
c
-
o
/6 Vl
or
=.'
lD>
tU)
-n
tvm
U6
vJ-
8;
(!o)
6-
N)q
!D !D
-+
^-
^f
=6
T
o
(D
{t
c'l
I

mm
r't i
o^
JJ2
<;
>vl
z
m
ao
=
qo
- z-
o-T -m
Q
o m>
K
= >{
ni
q im
= dr
; >o F =
i< @z -'{ It
E=--m(,
= :< r !
:l >m z
:=2;m
r.r -{ :{ m
o >@ m g
a=>a
= \JZ { O
o T= * tr
ri= t!
,o= 66 ?, r
=g,OED
t= i 1
q ia o
' io m O
r =. Z
= -at
X=6
t >m
- x0
== c
E=
€
o
A x rrP
ai
i Fn
t fi
qtI ^ -F
a
i bt
n
\
\
r)
)
{
)
)
)
('l(n
o) o)
(nO
--l \t
N)O
(o@
OO
OO
N) N)
(J)o
-.1 O
-.1 !
50
N)O
@
N)
t\) o)
CD5
5(n
(Jl o)
-.1 *.1
I
_T]
(o
c
o
oJ
=.'
!p>
,o
ln
O*
coc)
(, o)
^l
?G
J
o
o
-
N)
11
o
Fo
-l fTl
8E
az
I>
fJ
(D
a.
('l
<o
^m
-v)
rT.lv/
iz
'>
O)
-
n
a.
=
ul
+=-! o f 5> z
g3? 9 9ie 9
o = =*o ;
6>: = eE3 :"
==d : I u)
d
ifi=n o -^6
iidc. z X=
6a e 43
-o Xx
!:=
YY <^
aq gH
q6 F+ i i
-: ;= S =
d'= ;F
ii 5* Z m
3e R; 4 -{
o' 5: = m
sd oF '; r
8: g= * o
== == a O
3: da 6!
o_H :t!l U, T
E-X -qg o m
+r g=* F9
(otP =F O -'!
qH ;d m O
1i ia Z
€. t€
-
ni!. O
e9 I
!P-
v, n)
a'l f
_u' _o H
ooX6
9?5;
v9+'
++n
=z
=>9
' -0 --l
(n=
z
! Ol ur Lrl
oooo
/\x
a^2
'm
orn
+-
?,2
oo
Om
d
;>
a-
oT
z')
@
(rJNJNJN
rttr
uJ(rNtv N)
5
lt
c
o
('|
N
=
o
o
O
-.
f
T
m
-Tl
Ao
vm
NA
<:j
>=
6>
m(n
(tl
-

Trn
mm
-T1 -r
-r] i
\J /-\
-v
t2
<:
z
r\
+ii
m
=
It
rn
T
{
c
E
m
o
o
z
m
E
L
o
z=
OH
r m^
r N--it
{ 6a
az
I>
-
?
EDEGREES
-
FAHRENHEIT
tu50)
.Tt
(o ,.1.
tv
o
('rg
.'.r m
-It
(Dm^
<m
Ha
= \/
Lm
6 iru
V)v
?a
o
a
a
xs
T
TP
(D
a3
f
(tl
<o
on
-vJ
P2
-{>
t\)
I
NA
6^
5a
qg
3
o
v)
f,
m
ilo
? x t rt-
Efr 2F
ilr I =F
^vr
Yili aa
Ei PE
^uz': l-V
Y Aia
o
I
s
=
o
U,
{
.Tl
o
f,
x€
-z
6n
r(f
Io
YM
(D=
=Ei
if, o
.11
o
T
s
{
z
-1
N)r m
a
x>
>=
<R
-o
o6
aa
o3
!(o
Q@
X. Fi
t-
=\,
(DO
'o
o
g)
(t
o
@
f
c
o
f
!0
a
o)
O
d'
(D
TI
o
a.
f
(n
lt
(o
c
o
(n
N
U)
0'=
a
fio
o
o_
a
(Jl
('l
I
T
m
n
Ao
YM
<:j
>=
z\)
oz_
mtrl
5N-
nlr
--l r
->
Z-p
6)
(r5(, 4
z
r
m
o
-n
@
z
x
uulOl
A{NJ
x
r\
55ljl
NOr5
x
F
uoro)
@!!
n
a rJr ul
OrJ(O
x
5
IT
OlOr!
5@A
A
n
(Ior{ x
!@@
Or-@
x
a)
ANe
nln
l-
->
Z-P
6)
Srru
!o(o x
z
o
r-
m
-n
@
z
x
uoro)
!<){
x
n
(r ln ot
-A(! a
O)Or!
J('N
x
r)
(, (.Il .-l x
F5
u
Or{(p
6-O
x
-
o!@
clIJL!
A
@@(0
JUU
x
|^r

mm
T/\
rt-
o-
J)7
>vr
z
m
20"
ou
i('r
U)
U)
=-
zo
o
<;
ll
o
z
m
zN
x
z
-
C'
z^
qv
$m
-=
<>
=p
II O X
=.-
^l -- -t
an v
Yo
(rl
'o
n
6E
U'O
€o_
o_d n
b'
J6
x
6v
-6€
a
l
6
WIND
COMPONENT-KNOTS
HEADWIND
ru l\)
ocn
TAILWIND
o
n
o
@
@
=
z
0
o
o
=
!
o
2
m
z
-{
@o o
Fo
-r l'T'l
SE
az
I>
n
(D
@
-
(n
,+"
*".t1
ss
L-Y, '%.
oE"")
q -o \_./'
<o
on
-v)
F2
N)
o)
-
tr=5gg He"9
===-dr;3e
; agg
-:q;
- o "'=.- =
; ^9sE 6 u,
- €E6= I
XR e-Eg O
x^=XgT
hB € i,.x {
o.. - .Tl
i?5 D-
da lJill
a>
n <^l-
b
? c,)'
; o{
'=: o>
: .Itx
a olfl
! co
az!
+ ETI
ao
4
F
z
o
m
=TIN€U(,
o9(n=or
- _ J () I
rri^4 =f
=:: ^T:Y *
96X=do
f 0i <''o-
ae aa8
==l
.=- E 6n
Ue6-
co -66
9a o '!u
,oo
(o oso
-v- :
Q 363 z
"' 9-= o
: ooq -l
= - s)s m
Z =:+= @
<=J-"
0J !l (n
5 o=6'
f, X -^'
\r = -
!u =i^ a
po-"
'-fO
^ Oq)
2 6€
3 <+
o
5 >:a
F oil
:E
CD
a
='Tl
,=
c
o
(n
A
a
J
o
lt
9_
o_
q)
CD
^
o
6
g)
=
A
o
CN
f
o
o
n
o)
('l
.tl
I
T
m
fl
'Tl
vh
<:j
>x
7\J
6z
m('|
OO!orl(TFUJNJT
Sd5obooo!'
88888888r o =D:
5uN-OOX** ^*!N
.^^v'UU
r*i'
+=5
o
NNNJNJJ
(.flwlvJ(O@!Otrjl
500uJo@!oro!
("rr<)(Jruruo(rut(,
O9 NTi
[;q
"'I
UA@N.OOFP
-OON5!O=):
OtjluOLnOu"-'
n*--'
+:1 =
oo
NJNJNI!IWN
!(r(, lwrO@!Ol
(^JOItO(rrwO(O@@
lrr o Lrl Ln (-rr (jn o Ln tJr [!Q;q
OTU.saNJc)OY
NJOJI\.JUt-.t--
uolnouo(Jto"'
_nQ
f o j
eo
N)N)NJIWI!I\)NJJ
(J)!Lrtrtr't..)JOrOoo
FLII!J!FNJOO
ooo(-r|Lnrroulo
^unrl
flrQ;q
!01 U"Ft!Nroo
ANOO-wu@J
tq,
n -
4Y= lrJ
oo
(rJf\,rNNrf!NNNJ
-(o!rjt5N-oto
(rurot@ur(ootuJN
LnOOc)OOc)TJtc)
^unrl
[;q.,q
@.-tcrruasl!NiO
Orurc)c)ruuo
uuuoououur
r*i'
d1J
-o_ 5
oo
(^)(f,JNNJNJNNNN)
(r-(O!(,"EUJJO
@Ol('rOr\O'FO\J(,
oo(,(rul ururoc)
(JxI-.li =
[iQ;[

@\tOt(rFUJN,r
5d5ob-oo!'
oooe9e99-
Oclc}OOOOO il">i
-iiro@@oo!\,lor
iX(ot!!NorN!
UU-'vvr eur9(Jl rqi
oo
NJJJ
r(o@!OrLn.NUruJ
r@OluLnOt!r,oNJ
(rLn(I(rut(.r|(JlLno
/1U/'\T--.{
[!Q;q
ia=ioo@-{-
;;;:Xr!CoN\1NJ
uooo-'- rfi'
+=f
eo
n
NJNJJ
NJJ(O@!Ol(J|55
!(rLO0O\t\,1 6(OJ
ooLnoooooo
nunrl
Cfv6 .V
sf{o'q
uNjooY*n-
rw(runoAXlY:
UltlOOu-
_pQ
.i'o j
N
ooI\.,N TWN.'JJ
5N:O@!OturLrl
uJ@(lJo(o6@(OO
(Jrc)(rLn(rululc)ul
o gQf :J
[iQ
a[
:--
FLrN-Oc)}Y=*
NNitsi5fi99:!
Lnuo{J1 UU
n*i'
+=J IJJ
ooNJNNNNJ
orSNJrO@!OtOl
oa@5NO'.Or.oO
ulo(J|ooutut(,o
oH n
I:{
[;Q;I
u.b(rl..i-OO.:=
NNNNS{-=*
urOOtninsiouu
-?Q
+:af 5
oo
n
NJNNNNJN)
!OrStJJc)t€}oo!
@Jrs(c)('UJJc)O
urourooourutLn
o9Of:l
r;q
j[
-u
(r)
mm
-T1 a\
r't -{
o-
N2
z
m
ff:5gg He=9
:==Fr;34
; agfi
-=?=
- o "'=.- =
; :_QqH 6 @
+ *HxY Y'
<=v= +
:? E-w3 0
xx?RB7J.
"-"-
e l-- {
Fa =H
a zz 'l-
n (^)u
? (/)
; o{
,.: OD
I Ex
-: om
R co
q 7'n
+ E'tt
a9
a
-{
z
o
m
I I
(tl
o
m
-o
-l lTl
lu vJ
az
J>
=rIl$€ a@
-n oY<l+Pf
F epi;ili
= P6*=66
(u =d:y,-oo
(lt a--=. <.^ =
e, de *Fg
:- = l
* =5 q6E
? (o a o=
o co *ii,6
-r=
J aie o _!u
-T'l -o.,
; (a os(,
_ "E
-o)
g , 5dB z
-J o 6i= 6
D - 6-(D(D i
x- c 'so- Fi
6 = = A= a
o I ='- ..
+ p - fA
r- iio8
-2. ts El6
^5
P ri O-; ^
: b; aoJ-
o 6 3il
a o- RP
= I a€
6 : €a
N) ii ^- -n
-roY
P
6 99
v o oqJ
- !u-
^ oO
<o
on
-v)
mu/
;z
-1
N)
o)
T
gqhrJ9 3+R
fi aiE
1 8EZ
:'---*-n Ilr.:Y
x agfi
-=q=
? ipAa
6 (n
- -6*-
<=v= *
gg e-89 O
x^=XE4
8E
e i-- {
fi3 ril
= to
= E+
,: OD
s Trx
ft 88
e 7'n
+ 6'11
a9
@
{
z
o
m
=TN)g -rn
>.Y-
ra'^ i ; f
=;:;i:1-
96X=do
=:v'-o-
xY = -
: Y A ;''r.i'
*-=
j^ i f
qu6- ;i=
=s+v)\D
d€ o -!u
' rolt
(o o>!o
-v-
7a 2 *Y >
vr--:A =v
: ooQ -{
: Ds m
Z =:+= a
<='-"
!D :i (n
:< d =6
- : -='
=LU-U
r/ = -
ii 6(,r
'" lo
9 (ne
1v=
6 <+
(, =T1
>? oo)
n
a.
l
or ll
(O
C
o
(n
P
a
J
6
=
lt
o
o
-J
ID
CD
-
I
U)
q)
f
CD
U)
f
o
o
('l
- r
'11
m
!
As)
n lrl
<Y
>x
2\)
6z
m(n
CO!61 (TFUJNJT
ggsEEEEE:
oOoOOOOO
r-D
P =>6
(oCo@!!orOr(/r|Jl
NJOTOUOOTNJ@A n*i'
+Y=
oo
\Jorur.E(f,JllJNJJJ
555rJr\.tOuJOto
atu-\T-.1
[;q ",q
@!OCO@\j!OlOl|Jl
!OlvOrOu-OrNO
uuorruot'|uu r*1'
+=f,
oo
@!OILn.F|JJUJN)r
!uSLnot@-.Fr
oLnrjlutuluroo(.rr
a\ (Jl al r --l
[;q.'I
iroro@@{!oror
:'f\OtJc'r-Orrc'rN
:uuuooouu lo j
N
oo
n
NJJJ
o@!orurs(^)(^JN
o@ot(ro)!(otvul
Lnoo('lLnLnLnoo
a.) urr]r--l
IiQ;r_
-i:9ioco@!{o
iX)XNottiolr-.-J
uuu
_-O
.i'o jtr)
o
N'NJJJJ
ro@!orLn55qJ
50@o)or!@ouJ
oLno(ruro(,(Jro
a'\gla\Ti
[rQ;[
-a=\o\oooco!{
L:iX\oNJor-or-
uoo
r*i
+:af
-o_ 5
oo
I\J NJ NJ
NfO@!Ol(-Ir55
@5J@!!@(OJ
nunrl
x -,-Y -{ 4
;.i10ga-

mm
-Tl -.1
o-
J)2
<;
>v'
z
r'\
m
Pts] R
i8#
T T;- Cf
^'i T-- J
€ =" ^
v
nZ (A
E l.'
o
:f
I
N)
=
x
=
c
=
n
-{
nr
I
o
.r1
I
o
t-
=
@S,
v
o
Fo
-l ffl
NiC/)
OA
az
J>
v\
r
NNNJ*
_5N_o-@O
T'
m
-
w uJ (, t/J (!
rau!ro
tvNtvL!
F9P9B
quuu
6)
T
lt
-
o
q
:
x.
-
C
3
n
tt)
o
:
n
o
L
f
(n
<c)
on
-v)
mv/
-z
-{>
N)
-
p93* R
: -8i
.r Tn- v
:ort-t =
:E <- o
on Z
f v (n
o=
d
d
-{
=
Jn
.Tl
c
m
Dr
+p
9z
6s
oq7
xa
L.,+
c>
zz
oo
am
{
o
o
tr
E
w
r
NJNJNJ*
-5N-o-@6 m
r
--l
UJ UJ L^J UJ qJ
JL!U!\O
NNNL!
F9909K
uquu
o
T
fvl\)N)JJJJT
FN.9.po-9FJ.r9PPlX-
ooooooo95555-
v!?OOcO
vvvvu
!
->p
'-l (,
!@@@@@@oo00@@oo@
(oc)-NJ!\i!!\J !!!!
_t,r)
,/\ -f, t-
EH=
"'U w
w.FLno)!!@@@toroii
o l..J F o 5 @ tv o) \o t^J ! : =
n- 4
-o=o>
<<T=
@
UJNJNNJJJ
rb''Ortr'Joo(Jrl|!\).J* 2=i-n
v
m
t-
i;;l3Po:9Fl^JIw-9
bosbbo;voouro!5t\rJO i,Hfi
' \Jr-
o)SS(^Jtf,JNJNJJT
O\OJt-rlOulOOrL^J 2Q
<9 m
n
aZ
s.o
a-1
= T C) f\)J m
U 'l
- .='
/F C l-'lo =>
= Xdda
1-<n
(r * 9X rr:
,.1^ 6H6;-
^46--
. a+ 9J
:l ,9=A
= !=JO
d :E.';
ll ^r + - .-
O 'u ci -;
goo
l-'1 - O.l
= ;u
6 ) Y=
- N 0);
r A 92
o = -F
O o -oJ
r-\ -X
f"o
cr *:t
vJ (D
(U0)+
CD o0)
+ J: o
^ ,€
q oq)
^ x
+ \/ x
ai
'O)
N)o
-6
T
m
n
|
| -^
vm
NH
<:i
>=
-7 l)
6z
mcn
€
-m
----t
! .E
$ 5 i F
s e
r s
r. -!
g
.i .f
! .i
e e s 8'""
.!
.! .?
r ! i s e r u
"
gEEEEgEEE=.
EggggEEEEE- EEEEEEEsEE.
n>:D
' --l r,t\
!!@@co@@@@@@ !!6@@@@@@@@ !@@@CO@@@@@C(
u{www@w@www !(ouuqququuu @-!!!!!!!!\
_qi
E-
E*=
xE;lx3HtK33 :!il83;6HHrA I:dEE!3diUE
- -uOOuqOOuu - OuuOOu s -OOOqu
N
a)
-
m
T
n
s!to==::iiii ruq!o@oiaaii -Foro!mooii-
;X:;tsiU:6G ;i PPPx:P;il61;il xeltsE:P:{U3;
uoqoquo - -'ooooo - v,vv,uoc n
@o6@oii-i:i :ii: - 5 or! !@(o@ =- i' Nuqoo!66@;
Jo@oqY==i.:iXi uwor{5o!X==' o-orNco{tr.-@5r
ouqoo;fr;.i ;5d -qoqqoooS;3 , uoouuuoou;
^.J
r) T
JwSFqoror!!d
!oa@Foo@@o
qqoqqooouu
NS !!oooooia i . wqqororlooto:i
-OoOUOONOX-:,: NU@UOu..6uY
vrvrvvrvrvu
F

-v u')
mm
llo
'T1 -l
96
z=
z
a\
m
99U= R
3=Ri Y
D -Tlnr v
^p u-
-rE<- o
9n z
!vah
0)
c
o
U
Fo
J lll
5 d',
a7
J>
?
r
NJNJNJ*
-5 Je _o -co o
oooob
m
r
--t
(, (^i (, UJ A
JW(r!(.o
NNNqJ
'SotcoOW
Lniririr*
6l
I
rn-rN) T a)
=X(n- X
:.8i
^\ Tn-
: ^iT-- !
ff<" -
o^ z
3X@
c
6
r
NJNlvJ4
-a!w_o_@6 m
-
--l
UWUUW
J(!(n*-lrO
NNNU
F99098
uuuu
c)
T
I
=
Jn
'n
c
m
Dr
{p
o)2
8E
oq3
x@
rJ+
c>
ZZ
go
(/rm
{
o
o
tr
=
t!
NIJNJ
5NO@Or.sxlo@Or5N.^ AAAAV.
vvuu=OOOOt_
ooooooou^ -D-
i-m
'-l (,
990o@go@@@@@@@@@
or ! \J @ @ a (, Ln (, tl r-n ur urt
-(r-
/\-o-
EE=
Ftrtor@rorolo--
Fo6il5E6ooQ:--tr.r
burLrti.n6SSNutto5!r O(Jr('rOLn(Jl
T- U
r-OD
<<Tj
NJNJNJJJJJ
ooSo@utuJ-@!IJI(l)NJO 2=*
'Tl
n
m
t-
m
m
t-
ii:PF:J9.'utFuJrJo
s-rir@!si!-bbiobb
nCrt
i,
Sfi
-ur
SUJwNt\rtwJ
!roF(ot;,rJ!i:@utrwo 7Q
<i
!, fs-
'Tl
,=' Ugr> z
: 6oo* O
= Fi?di* --.1
o Shfdro m
.h ei9or @
Y' tu q(v _
A. tt+ 9:
,^ 6 +P
-1 oii x -
= F6:"6
; f d-o
-N O; YF
- -l- I
6^\P+
^.m
PX6
^ g.=
= ;u
- :4=
\J N OJ;
di u oFT
-<
6 a <d
.X
^
-O-
o-=
=+-
J 6P
-(D
i; og
^\+
J Odr
oo -€
N olo
.i?
\JI'
(D
q)
o
o
-
('|
N\
N)
n
o
@
l
(n
N N.| I!
FI-l.ppogFNgPRAX-
ooooooog55-;5i-
eeeeeue:?oooo
vvevU
nDP
'iFm
'--l (,
!!!!@@@@@@@@@
Ln Ot ! @ UJ (^) (^J (r) (lJ UJ (r.' UJ UJ
- (ra\
z\ -O t-
tH=
",U @
,",.i,)l - Q o - J NJ NJ N u) uJ 5
xx:o@NroroS@NJorJ
LnLnc)Oglc)(,rLnLnc)
T- 4
r:OD
<<Trl
UBi;d1@@o,Furro ===?
'Tl
v
a-'r
m
t-
m
m
t--
idPgo:99Flrl.r-PP
i0b,SFFurwSFLn!ooO THfi
-or
HStsNtsiii-o'FNJo 2Q
<i
flz
oO
< --t
4 P N- tl
- rt _r^ _:
; e ;6i86
L -J;*
a p ^ \u --
O :f Aio lv
(r 3aE?
@ :^ a-or
' Ya= =:
. J-i-
i o+i X -
= €6r"o
AP+Y
-LA:
-n o o
=h
o) P *;
-=
=nQ-i
- Y='
IJ N D6
a \ la
ntv(Unr
x : <r*
'x
-
- oq)
a\ -o :f
Y o'o
= *:t
J 6p
- =F
-o
. O Y.
6r+
J OTD
6O
J -=
5 -r
\/!(u
?&
lJo
cox
- -
<o
o,I
-v)
frwt
=z
-l -r>
tv
=8
Jn-
.Tl
c
m
Dr
{p
2z
5o
og
v6
t-, +
c>
ZZ
go
(/)m
{
o
oP
-
IT
= Xc,
(F nx
<:i
>=
2\)
6z
m<rl

mm
-T1 -r
Tli
42
<=
>vl
z
m
o
a)
z
o
=
o
z
q
I
0)
:t
0)
d
--l
N .T']
jv
='
J
o
@
T
IN)
O
o
n
I
-rI
c
o
ft
-€
o
€
Il
a
o
o
:
z
r-)
--t
O NJ III
U)
r -
N)
s
a)
o
m
-o
-l lTl
Ni g)
az
a>
{
=
Jn
.11
c
m
t-
z
o
g
a
+
z
o
m
{
o
o
tr
=
E
_T.'l
,^ YO J <
L i:;; *
ai :JoD!v
'- o-oA
qr' 3 =';
w gLo = =
I ? ,6;
(u f !a=
;
.TI g ID:
D :J=
6 X *-
:Y^
=9qlo d,=
O ru ii
6 X"
u A oyl
Y € ('f
di=
- o- .o
^x
o *o'
- +O-
! ^-
= ilx
< :e
u 'o)
.A Y O
=-€
T 3 Siri
=A
(u
6?
o3 -
p
cna
R*EQ <Q
EH9Y OF
:9"= ;A
T< TV
-i^-l mvr
€e<= t1
?2 A> r.>
=Q -'CD N)
vu
6f- o)
f
i D.1
? rnl;
A At
@e,
F-
ia
mm
Pt
im
-I
c'Tl
90
l'l r
F=
E>
nz
Ef;
N
c
c
NN
N
NN
NNNNNU
oNFOr@C
!NNNW NNNN@ NNNNNU NNNNNW
vSOrc!O NFo)@O ONSOTOo() ONFoOoO
Squolor Sqqoror Squoo! Suqo!! uuoror!
OOOOO @W@F@ 9Oq-!N (oF@FOU N!W@@ >N
z9
9a)
rbDo
.:;om
d€
s
!
x
-J
O'NNN JJNNW c'JNNUW IJNNUW JNNUO
coSoq(0 N!a@N !uoqo5 N@5mw! 6rN!-u
6)
T.
-lwF99 lePlP: :-]wF9:90 !.JP!r9>]9 PF9:90
@@Nq@ wq@wo !@ruo5 q6rS@N a{J5!
55uuo Sqqoo 55uuoo Auqoor! Squoor!
w!N!N qOqOu w@N!woo Or-cI,-cl,- @1F(o5€F I- --l
<l
->
=mz
^l;
.:v
m
x
O.JNN OJNNW OJINWW JJNN@U INNAWq
qN@5@ @qN!N SN65O.b O!w@N! 5.JO-q(
o
-
-\,!rF9 :.NF99 :. lvP!9>l :-lr!!r990 !\'!-elrP:lg
JNSo@ !!OaOi ON@6rJw oONq@J o@r5OlC
55Fqq Ssqqo 5S5eqo SSuqoor .Fquooo
O5@w@ N!-O- Ou@5@F a@N{N! Or-6Oq( --{
Dru
29.
iT;
=<
?-
-{
OOrNN OJ-pW 9O..NNw OrNNww JrNwaq
o@oN! qN(ouo -osNcow uFoor-o r\ouoJ:q
I - PP F - 1.)1, | 1,1 I - l\,P:n I :- lv:! F t, : .. P.tr !' P :
euo!@ oo.l5q suu!rw JN@u@o @oN5qq r
Pi$ -zo
r rnr r --l
^" X'; ^'m
Y5o::'''
;: x-
- 9E.-,1
s -r^
; x- o
\u Yf o
cno)9:
. :;
r\<<
\'9: :
L -Y O
6 9.q d
o ;o d
^";g E
- ==
+ J-
D =-
xe=ii
(A ; -
=-;J
o <q l
6: €
+ :'_.
o
of =.
o
n
9.
l
('l
-T1
m
T
T1
d@
- lIl
<Y
>=
7l)
-Oz
m(n
ul
N\
Ctl
I
€
m
I
0)
0)
d
o
SEEEEssgE=
EEEgEsEBE=
gEEEcssCs;
->F
'-l o
c
o
! ! !Q9 O 6@(o €(O u OrOrc|rc|l! ! ! ! co 'F 'F q o q q Ol c|Ic|tO
99u 99O14q\Co:.wOr co
Ja6lr(or A o\O- OCof wor@:S6ii
cqoqoouoqu qquqouoqoq oqoqoouo,ii
:d;F:.o!F -o HUd;;]_louruo SHXB;;@o,wc ?---l
=z<
T
!o,qF wNN -oo @
:9lnF'ai!:-gg 3 g tglrl,wlw-S
ivLo b Ln ! ioiw s ! b ! ir; .s i.a in ir'!boo ; ir @
or s N - bba
c
Dr
m
m
r
m
m
-
lwNN ,,.,^ .F+:!UNN ^ u.N.b@NN
!wCouoFO -wv !o5@N!wwFe Co6-b<-luouc ZO
<9

orrQo na
9P30 mm
3ii5= no
-nJ-u:l .Tl-
p6=. VO
v,fxY _Dz
0*6 6
a3 Y; t(.,'
PID Z
-P o
i tr-!
- mli
a (nt,
aC
F-
ia
mlfl
(rN) r7 o
o"56 o'm
€ r Pr- '
o6-o
9E-ll
-!a o
5d
5:o
o'" o
a;:
d-o =
g= in
do
<P r
6= {
l
lt
(o
c
CD
o
c
a
o
-0
o
a
=
o
a
o
o
N)
-
(tl
f\)
Pr
im
=T
cTl
Ho
Fg
5>
nZ
4s
U
Fo
-r tTl
BE
?7
='
o-
of
t
o
a.
f
(nr
onlpo <O
9P3o ^m
3U6= =a
nt-vvai
J=^-- mvr
!6E; r<'
@=/.Y ,P
o*6 A *r
-x x
v
AE I
=
z!
n 30
5 UIJ
'- ac.
F-
io
m lTl
(rN rt'
11
rrnc ri
^-X'6^m
i:r='
o 6 ^.('
-tm
ay:a
9E.rl
T oa
j: -:g o
u ^r. x
- == !2
aoYx
6 -vr Y
c-rr :=
I UP
.^ <<
^ *o ;6
\,, i* i
6
(D -.=!a Y
- ==
co'6i
- Oo ;
o d,o r
f =- =
I l= :?
= == ry
P O^-
= pH q
^q-D
rn <o l
X ov o
5 dx 5
f='
9@
OJ
=.o
'f
I
v
CD
I
f
(tt
Pt
{m
-l 1)
c7l
go
E=
5>
rrZ
fls .T]
m
ll
Acn
;m
<:j
>-
-7 \J
Oz
mo
(Jl
N)
-tl
I
N N N
NNN
c
!NNNW NNNNA NNNNNO NNNNNW NNNNNq
v50r@o N50'coo oN50r@o oN.trocoo oN50@c
Suooo Fquoro Suqoror! Suoo!! qqoo!
oJoJo @u@5@ o-or-!N @qoqJo wcoS(o5 Dru
29,
' a.i
;llw
-:iDr
.19r
e€
s.
x
--{
--NNA
o!wcoN
JNNWW OJNNWA JNNW@5 'NWWW
SOuOu @!N@w{ qJOJOO \OqO5@
6)
I
:-PF99 F'P:r9: :'P|:r>'90 NF!rggog !uFg:go
@OFo)@ qOrOS! 0o-U!rq !OaoOE u(Owo@
FSqqo FquOtOr 55qq6clr SuqoOr! qqoo!\
F@@!N OOUOq o@wCow@ !-O-O- OuOuOq <t
!>
-.192
dqB
;7
m
oJNNW --NOU OrNN@W -l-NOW@ TNNWAS
!5.l!N JOFOF Ot5-!N! N@qOq\o !F@5@N
6)
I
-l.JPF I :. PF Sr9 -lw!ulb 9'! l\''aF !r:90 l.JF!r9':F
,@q!O @6N.F! NUqCorb ON.s!Ow @O.FO@r
FSuuq 55uuor 5.tr5uuor FSuuotor Suqoor\
-qO5@ w!N!.l Jq(oS€F F@w!N! !rOjJqC
F^
-- Dp
z9
. 0^
x5P
x
-l
)JJNW O]NNU OJJNWU OJNNWU JNNU@}
9O@5O OrSNmw JO@qJO @OUO56 U j!N!-
o:-PPl' :-NPF!r 9-l\'P!n9 -Plr!!r! NPF!r9:
!o!ooo --0u! or6r!cFJ5 wau!(0J oN50r!(
6)
I
N N
NNN
!NNNW NNNN@ NNNNNW NNNNNA NNNNNq
eAOroO NSo@o ON5o6O ONSOr@O ONSo@C
auqoro s9uor\] Fqqoror! quotol!! uuoroi!
!.l!,{ @A(o5O OTJOTN!U OuOurc'r 5€F(ou i-
29.
, 9.i
iln
.)C]8
4€
x
-t
..N@@ JNN@@ JJN@WA. 'NNW@aF NNUWS
NOUC)u OrN@U! r@UOqO !W@5@N N!A!r
o
T
t',,PF!n: yP:,P: -P|:,:P NF!rP909 l'lr9:9
o-q!J o!.Ju@ @.J1s@No 6-5!Ju !Oq!.l
55qqo Suuoro SFuqoror Suuoo! qqoOl!\
\F'cowcoa oJol-or 1boacoeco !N!N!N -uJqOu I- -l
<l
!>
qlz
.rqF
m
x
--l
O.NNQ .NNWW OJNNUW JNNU@5 NNWWFS
@o5(o5 NO!N! @Ch@@u@ 5J€@@N OONOTq
6)
I
:- lw PF I :. P F !4 P .- lv Ir | 9: lel, | !r >r90 P F !n 99DP
.trF.JOor (OOsu@ wAOr@Nu Jwu@-a O-u!ON
55qqu FSqqo SSuquo SFquoo Suuoo\
-qO5O A!N!N JUOI>@5 5@(!@w! !N!JOrC --l
Dp
z9
-Pd
\52
<-
A
--l
O'NNw OrNU@ OrNNww c'TNWA.b, :Nww.rl
wro!N cou50u wNo!@@ (o6qJ!J uaOuO+
T
9-Nl,/9a -NP!:"n 9-NPlr9 -NlrF9: NPFir9g
!ooor NNau! !!@9N5 SuormoN NUqoO€

afi
ii#5x m
m
i38> no
_=_o .r.l__l
E;E= Y9
3Hi-7^ <=
oii
Rr Z
AO \/
5m
e!
i !6
- mli
^ a*t
9g
ia
mm
I Iwtv -z
Y'O
ht -/^- -!
;5=p-
dd-s
=€.r*
n69
i: -g O
(o 6= R
-o\Y=
('| ri
(o
' xf, ;
;
=.o -=
.- oii
a- to ;1
O olD l'
f =- =
< ==
o 6.(D
6 ^-
rn <o l
x q: 6
= 6: €
x o* =
6',
&o)
<gi
=
U6
l-
(, s)
Pt
im
-T
c11
90
:!
a=
5>
nz
no
lm
o
Fo
_-.r
tTl
BE
?7
<o
otn
-v/
mv/
=z
-{>
N)
O)
-
u
o
a.
o
f
(J'.]
on9Po
e
R32
I3 -cr'J
6dE=
or::i
^A-i: z
53"',!4
He.
fro
i ilo
EfrZ
=-
*a
;m
r!
=m
=1
='rt
to
=fl
5=
9D
v:
il6
lra
ON J7 o
n rno r -'l
9:p-
;: r-
=€-*
@":
-y o
:;
Q: :
x
;o 6.
e6 {
<E l
6= €
f
'='
o-
;+
0)
Ol
o
lt
o
(J|
o
=.
(n
o
-T1
o
a
:
o)
f
o
J
o
o
(Jl T
m
-Tl
'T1
AU)
vm
llH
<:j
>=
2\J
-z
m(rt
(tr
N)
- I
NNN
NNN
!NNNW NNNNU NNNNNQ NNNNNW NNNNNU
!DO@O NSO@O c)NSOI@c) c'NSoOo oN.Forooc
Fuuoro Squor{ Suuoror{ uqoror!! quoror!
!N!N! @5(OuO !NON!w c)u-O-O AtOuOq I- --{
DP
29.
, ori
YDo
-rm
r]o-
q€
INNWU
!J@w! rNaa.E JNNaas| -NAaSF Nwaws
!5C)uc) @-!wON @OrJo):q Sc)u€!
6l
r
lwPF!r:J leP!n91:J
JNorr0oJ .-J@NU(o N yuF I :i90 lw ! !r g go g P!r g:J g
'N5ooNO OJUOONU ooJU!-
RGKSS t:S1E F3$S33 SS{39: 3H3S;} -l
<l
.'o>
-nz
dEg
m
x
-l
Q-NWW rNNAU OJNAAS -N@W.N5 NN@@.F+
@!OJ! @J(O5@ (o!ur!N uaOuc)u -6A@isi
6)
I
:'NPF9 le9|!r9 :.f.'l!F9: !'J!!f!n:90 luFgpgoy
SqCo@- OOUU@ 5qO)@Nu NUclrcD-@ ONcrr!ON
q!quq FSuqo 55uuqo 55qqoo Suuoro\
NOrUO 5@W!N J60qO5 q@5@a! @N!"Jo\c Dru
z9
9d
,cl>
=<
e-
Q-NNw OJNWO O-NNwF --NawA rN@Ub+
swN@u 6!qNco 5@J@uo J9!@@js liaplpo
6)
I
9-N!!n
@!@oJ :- l.J!uF:n P-PFlno -Nw5o!
w a F o@ ococoov s uir r bobiw N@FsOrC
wworot(oc
N
NN
N
NN
!NNN@ NNNN@ NNNNNU NNNNNW NNNNNU
!50coo N5060 0NFo@o oN50@o oNFooc
uuoo! Suuoo! uqoo!{ qqo6{
OFOqO !N!N!w TOJOJO, .s@q@u
Fuuoo
!NON! I- J
DP
za^
, 9r]
Nlo
"Jzm
^(,F
d€
S
--l
JNUAS 'NAW5 JNNASS NNW@55 NWAFS
uwOuO (oOrw@w qw(OuOu r0O5\95@ ON@N!
6)
!
-
P!uf!n: !P!n9: N!r!!h>J90 lrP:rP9o9 P:r9:9
NA!@N !@@Or@ NWU@NO ONq@Nq @NOl!N
55quo SqqOrOt SSuqOrOr Sqqoo! uuOrOr!!
q@.s@@ !-o)Jor q(c|wcow(c) @N!N!N JoruJu T- H;
qfrZ
^!;
;F
m
x
-1
rJNaw rNwwS rrNaw.b -N@w.F.F Nww55q
-9@5@ uwJ!N J@ow(O5 !uN{w! wo!JoO
6)
- l''J P !n9 N 9u rb !n I :- le !!F I : lw PF !r :90 P F lr990lo
uqooN oJSor(.o uuo\oNor u5o\@rF Jwor!oN
55uuu 55qqOr 5$quqo 55quOO 5uu6O\
Norq@ 5@w!N Noou@5 q(o5oo4! CoN!-oc I- Dp
za^
qBt
t-
oJNwa rJNUS Of N@UF -NNW.b|5 .lNAA1N+
q55-{ OCo{5O U1b.NO!w NO@6-Or 9O5@q(
7
6)
:r
9-tr!!r -!PFtn 9-l\JF!r9 -P!"F9: t-'9uFl,9g
@coo-N wwuo@ @@@oNu oo{ooJN 1F5!o@€

n
o
3
3
o
f
o
o
-
o
q)
f
t
c
o
N
N
N
NNNNA NNNNW NNNNNU NNNNNW NNNNN
NSooo NFo@o oN"tror@o oNSor6o oaFitbo
F!q!r:toror !|r!roror{ Fuuoo{ uuoor!! quoo!:
@NoN! OFOUO !NoN!U JoJu jo q@u@A I-J
DP
zq
XDo
Y'M
a\(rr
ri<
;<
S
itg!!!glq ll\'@55 rNww55 NNwS.tru Nw.b5A,
o5N@A O@uc)9 05-!N6 N@OrOc) @50jS@,
NPf 9: lwl,!!r9: NUSq\] @ uSuor@\o Suor!(o;
Na@oN !(owqro irLubbo.-irr biwq!,in bi!ir!b'
&3K93 \3Se3 S3$$33 AS{SgJ 3Sqg3 --l
<:
!>
\bmz
^l;
m
:'Nlrl!F -NJNw55 rN@U5U NWb55
oFNeS 'O!ur! @o@@qo 5N@woo
JNNwS
NO@ON
iNP!t9 NPF!r9 -P!!!9: lw:!F!r:go !!Flr9':
o'or@oN o!.bo@ uuo@iu wsor@oa Nwoo(o
SFuuo FSuuo FFuqqor Ssuqoro Suqoro
NOEqO A6U!N NOOq@F u(OW@N! OON{:O --{
Dru
z9
(2ri
1Br
e-
Q-lNaw :|-tN@.tr oJNwQS -NNw5'tr NN@S.tr
quqN@ oo@oN qu@J@q wf @6@o o!ur!
9. PF lj -l.JPF1' P-N F l, I .,lw'aF9: l.,l,! r9
@\OJrN 'NwuOr@ (OO@OJ\F OOj{CoON rb|5OOr@
aa
5X mm
8> !Q
TY /i-.i
P --r \JO
=*2 2=
-'a >v'
z
^
!m
#o
E2
Fr-
EA
;m
!H
=u
H3
*:u
,;<
9D
il6
rqm
S!
N :^z
a)
o"56 o'm
5=D-
d d -o
9E:i
f :: !
-)l o
:;i
9q 6
o'" o
o^*
d6- =
6o
<O f
6: €
l
'=
o-
s
- I
Cl)
ll
c
o
^
a'
o
Tl
o
:
g)
f,
o
CN
f
o
o
o
Fo
-l ITI
8E
az
-L>
ll
o
9.
l
(n
ON <o
otl
-v/
p2
'>
N
-
n
o
S
2
f
onQc)
183>
-rrf -oo
6dE^
1.a+>
ii3" a
H;
5!
= Ho
i, 9t
'- vts
FE
E6
;m
r:T'
=m
--l
FA
='11
to
=lD
E=
PD
:z
rii()
r!m
-t
TTN! T
do-a o
<:Di
; ? --
9E
rl
ll -'o
(- :.-. O
- lDY I
(Jl :i
u o- o
x
i;'io
.e o ;1
- DO =
o ajo f
.i f o ;
o 6'(D
:;9J
rn <O
v) _ o.
mv o;
{ Y'-.
if-. o-
o
Or
o
T
m
n
Xcn
!A
<i
>=
z\)
6z
m ctl
('tl
GJ
I
F
NN
N
NN
NNNNN4
ONSOr@C
!NNNW NNNNW NNNNNW NNNNNW
vSOOO N5O@O ONFOr@O ONSO@O t
quoo! Sqqoo! quo\o!! quoo!
o50uo !NoN!@ roouoo u65@s
Fuuoo
6N@A! I
DP
zo^
,9d
l*i
Dw
-X2m
.el
ri €
S.
x
-l
-NW55 NNw55 .'NwwSu NUUSFU l,a55o
!OrFOu -\O!N@ OruN(O5O @-!U@u OO)N!-
N@50! NWqO! NWSu!@ ASqO@(-o 5qO!6
LusbbL" bio;inio :-i!sbo..o biwbibF bi'uoio
6)
I
55quo Sqqoo SSuuoor Suqoo! uuoror!\
u@5(O5 !Jo-o 5(Owcow0o 0oN!NOIN NOrr9Oq
@^
T- -t
< --t
E>
rfr7
Al;
m
JNNa55 .'N@5Aq NwFEuq
-rco!a@ @!qr!N crr@oqJu
JNw55
!q50!
rN@wF
wN-l00s
x
--l
-l-,!!!n9 P!u!1, P :'NlrF 9: !vlrF!, :90 PFlr9:9
o!@ra JJSo@ uqocoJu w,|>q!ow Nwuo)@J
6}
-
FSquot 55uuor 55quuo SSuuorol SuuOlOr\
No'uO 5@@!N NOrOS@5 u@@@N! @N!rqC I_ -1
Dp
zq
9ri
:>>
e-
A
--l
O.NW5 -NNWS OJNWFF 'NUU5q NNWFSq
OO65- -O@!atr| qqaN(){ aNO@q-r O@O)@(o5
6}
I
:- :- 1' F !r :' \, P F l, P :' l\, P I I :. lw !u F :n : N P F lr I :
O@--w 5@uOO 6@O@-F OOO@@N SFuOr!€

T(n
X*6X mm
=nPY IO
-Y-= 'rlJ
-nJ-oY /{-'
o-- t o --t \J a\
p6=a ll"
2e*2 Zz
XE'!4 tcn
f= z
iiR o
3tm
i #o
g U,Tt
. a7
FT
=-
*@
ilm
1:1J
=m
=n
F'TI
fio
=tr
E=
PD
=z
rii O
rT!
m
-|
U
m
F-o
.m
Ni(,
OA
az
-r>
N
+
N
N
N
NN
NNNNW NNNNU NNNNN@ NNNNNO NNNNNU
NS0rcoo Nso@o oNFor@o oNFor@o oN.borcoc
Squoro\ uqoro! Fquoor! qqoror{{ uuoo{
mU@wCo OSOFO !NOrOrN JOOqOOT q(o5@5 I- -{
Dru
z9
, ad
SBs
a\oF
;<
?'
A
JNAFS NWUSU TNWSSU N@W5Uu W@5Sq
@!ONO NO@.bO !clrwJOw .tr'N@qo'O -0o5Ob
c)
-
PPF9: IrrP!rg: !lrf!r:go Pllr9:Jlo l!r9t:lP
wu@o@ @(owq@ rw5!ou oN50t(o.b c)N50rco
Sqquo suqoror SSquoror 5u9c'ro!! uqoloror\
uou(o5 !-o-o 5(oa@u@ coN.{Jotr Noouoq
=;
is=
dl;
m
x
-rNw5"F rN@1bF' -NNw1tr|u JNO55q NaAAqq
awNoo !o9N@ Jr@cpuN @@ow\ou !uNcoaoc
6)
T
:-PFt49 l.'!!F!r9 -y!!F9>l lw!!Fln990 |!Flr9'>rF
!!or@ JrSu@ SuqcooS w5u!@N NU50!-
55uqo SAoqor S,Fuuuo FSuqoo Suqoror\
N!ruO A@a!N NOc)S@F u@@@N! @N!-q€ I- i
Du
zo^
?l>
=-
A
--{
oJN@5 -N@OS OJN@55 -lNWU5U NNWSUU
or!!ua roocool uu5@J(o waJ(ootw r(o!5oo
6)
T
I
JNa.bU c,JNwqOr -NU.bq! NW.bq6\
FLu;b'b boboii.obs b'b,bl lbo-. .sbin;b'u
-lr,P|9
I I
.n !o lu v
s 383
J';
€ r 9- '
q
6lp
=€.i-
- 69
i: -g o
(o 6+ p
-D.:^
(Jt :i
v Q: :
= Yn
-=
cd
- Do =
i ig o
o do
-; f
rn <Q f
=: ^q
\y=
AU o^ e
y-
o-
U='
6=^
=.J
('|p
<o
O irt
-v/
mv/
-z
-i>
to
-
o:0!!o
3tH2
nl tv
!6E;
a-a* z
53-'a
H;-
f,E
i ilo
EE2
FS
=-
sH
r!
=m
=r
H8
r'?l
3=
PD
Az
riiO
14m
'PN:Z
oo
( rr^- --]
^-:'; I t
@ 9!?XY!'.'
O d d F-
1 --- f :
"!.')X
(n 69--
= e .-
_
T a*
-i: :Y q
q o=. x
aD'X^
ut :;1
.;
:e o- o
;. :ia
=.u p
o o-o f,
i =q ;
c) do
/^ <O
X qX -a
o^
J= o-
!J
oi
fg)
(nf
wo
I I
T
m
n
-Tl
da
T r,l
<:j
>=
7\)
6z
mur
NNN
NNN
NNNNW NNNNA NNNNNU NNNNNO NNNNNU
NSOi@O N5o@o oNAo@o oNsoroo opsoroc
!u!noor u!roior! aqqoro{ qqoror!! uqoor!
@aow@ oSoFo !NOJOTN JqOqOq qowow --l
DP
70
, 9.i
!>o
^eF
ri<
=<
s.
^
tsuHF3
NqSES i\BtSg ;s8tss 3sffss
o
-
N@5Or! NWUOr!
s;'iobi! boioLe.sbo
NUFuOr6 @5uo!@ 'buor!@
b ;w Lu b' o s b ;w Lub'boLu b - i! G !
h3s3B ir333 t3$sgg ssssg: rH333; m,^
=;
Nm7
-r=
ri
t;
m
x
--l
:.NtaJ55 -NwAu -NUoAu JNw.Fue Na.s.buO
tr55J@ @!O5- JNO@OU OtOO.i:-l !uN@uJ
C)
-
:-lwF1rg N!!F!ro :-lrr!!.bu! NUFuorco aFqo!€
!!OJw --sUrco b'uirIoiru tuLusb, Ip iwi!iJui,brb
!qquq FSuqo S55quo SSuqoo Fuuoro\
w!ruO 5@w!N Jo@F@F u@a-i-! coNoi:6C
(D -t
Dp
29
. 9ri
-^l>
11=@
?-
!
x
.J
3iu3R r313i e;xH!3 iul5ts Y33ffSV
6}
-
:'N@.Fq rN@Fq oJNw50 -NW.NU! N@5uO\
b b- - Lu b, Lu'q tnbo bobo ! bo
io Lu b, b, u ! ! b t S ; L i.i:

NNN
NNN
9':J\iN!P NNNNU NNNNW NNNNNW NNNNNq
vaocoo Nsoooo Nso@o oNFiriio oaso,ind
&sS3g 3K8R-'SH3EJ SSggg; KgSS; -{
DP
29.
, ori
llw
-,1
,m
.'9
F
g<
x
-
33Ee$ NSiAu \Ht3s HH:3Ka St5$S
o
-
|9w.For! Nauor! wSuor@ NSuor!(o @qo!@
s LniobLu boi!i! .s bo iw i! b, boLu i,o - iw ; ! a io :- :- b ;
ff3S8R i:S83 3SS3g SSHeS-.r
qssREi I- -l
€;
Nm7
xq;
m
-J
JNASU JNUSU
auqNo @!!qw !9E5q JNw50o NoSuqo
NOC) !q (O(O!OrNc) @OUr!G
-N!!r9 NllP!r91 Pt!F!n! Nasuo,co wFuo!(
!6or@ -ibbbo ir.s!boi! iwluiroro- -iwiwbirA
6|
T
itrsS t&sse aaKss ff3$933 BSSSR:i"- --l
Dp
z9
ga\
qe>
.i=w
=-
!
-,1
9-iN?@s oNwwE 3Nw.su -ruwEsG -66d;;
5!@!u @c)J@Co Fw.EN- -w-56o -O6oU-
c)
-
-l\,!uF!n -lvPF!, -N.asot rNwSu! NUbqor!
JoNJw sLoLnLn< rb,bboi! Giasoob bLui!sbb
aa
x#6x mm
<iRy no
-:j-= --{
nJ -EY .i'_
e-;e= Y9
lig-o Fu'
*r Z
Ao ^
5!m
i Ho
EE2
FL.
=-
#a
;m
n1t
=m
=n
H'n
fio
Nf,
5=
9D
=z
rii o
4m
-l
IP !..) :z o
-D CD! T --l
oooom
5Ip-'
;; -*
{'" !X
=€ i-
-n €e :a
,^ -!a o
: 6= R
dPSE
.h i= 3
'i :i
(o:<
i Yq 0)
cD c6: o)
^" .l 3
I 6-d =
f =o a=
P
=A
-@ :l
q {q 5
X X* a
6 av I
o^ e
f
o'
o
-
5
onQo
o o ?a)
1q
3=
-nJ -oY
!6E-
\a*>
59"'a
Ee-
=!
; ilo
;pE
=-
*U'
;m
q1J
=m
--t
l'-
H8
N=
F>
:z
rii
o
4m
N
5
N
N
N
NN
N'NNW NNNNW NNNNW NNNNNW NNNNNq
so@o Nso@o N50oo oNS0rcoo oNForoc
quo: uuuo. quoro: uuqqro. uqoo!
u@N: o5@S i -u-u i ou@5@, Fowc!N --l
>N
70
, g.i
ilo
-;Fm
^eF
tv
4€
!
u55uo
wN@qr
NW5U, NW5UV,
@uuN ' quNOOr
a55 NwSu
JJco r 5w@o
^
1'!9' PP!n9 PF99, Nlt'9:, P!r9:90
q@O | !ONw ' ---q!' @--5O' 6OOwq
6)
I
uuu: Sqqo: Suuo: Fuuoo: quuoo
Ou@: !Jor'O: 0oN!- !NuOq: -u(O.E@ I- --l
=;
Nr7
.i
l;
;v
s-
m
NWS r -NA5, NA55' rNWSq ' NW1bou
qow 6660 ' Joo6 | @@!os | @!5N@
x
-{
lePflr9, lrFli9:r
.JNNuu' O-iAD|
NF!N NP}!N, NPF!'
0000' oow5, Swor!
6)
-
Fuu: SFqu: 55qq: FSuuo i Seqoo
!Jo b@No: u@wu 50N!.l: coNqoS i"- -l
Dp
zo^
,e
E;
.i=@
=<
?-
rNW ! ONW1s I JNUIb I ONWabS ' NW@SU
!(O!, !ON(), Nw1bN, ONrJ@' OO@!5 -
.JNW5q, N@5qOt
uqauq I w@rw@
lelr! -P!u!, -lwPF
ONrr 5UA5' !u!!
6)
!
I
C!N J7
a)
n.^- .ni
^"Y:X A'ri
<:p-
;; r-
i'" iX
6U -
=€.*
rl ;H ^
-=
E qT 3
de3 3
-_;- I
Y :=
_! u!
f't 4o X
; YO 0)
^-=
^".=5
Y o_o r
3 =9 o
=
(J - d
^=@ :
!3 <P l
6 @v =
o= -
J O* =
J5
o-
0)
of
o
I
1
o
o.
f,
(n
O
Fo
-l lTl
BE
2z
I>
'T1
(D
a
o
f
(n
<o
on
-v)
=2
-.{
>
N)
-
T
m
-Tl
'Tt
dcn
vm
<:j
>=
'7 \)
6z
m(n
(t
C'
(n
I

N
N
N
N
N
N
NHUE NNHts3 UNBUS ENNHtsb
NNNW
FOr@O
jSSt KgR: sil8S: Ueeei KSSgJ I- DP
z2
, or\
l{lDo
-nm
a)9-
E€
S.
WFE, wbu I NqrAu, wsqq I uF.trqo
NN@ | .s5- ' @crruW ' qwXjCo, UN(g-.lW
x
-t
.:..'
"i!nl !u99' !uF!t9' flrg':J; uFq!o
u@6, @-N, J-So' ooLuLn, !ioioiwb
6)
T
3S3r :33i AS{qr su3tsi rgsBg @-l
Io
< --r
, !>
@fr7
xqg
!--
m
f!u?P, Na.b, N!9!!5, NwSq, NwSuor
q!F ooo!, Joo@, .g!!6, !!F66
x
-{
!iii FFFi iiFii FFi6r ili;;i
oooo' oau ' Auuo' p-bb' io.-biwLu
6)
T
t3ili asSi f,3s{i e3S8i iilU8$ r- -{
Dru
z9
' o.i
;*>
?-
rilY!!, :-aF, -'rywS, NwA..tr, JN@.b.q
q@@, CFrO, ONau, .lO.J,br sosl6
7
-{
:i:-:'
Ir-,PP l-PF -N!u{6, po.bqi NwSqo
oNJ' @as, b'Gb1 b', biwbb, iv;vbiwiv
6)
T
I
I I
UUJ
X#dX mm
=iRy no
-Y-= TJ
TJ-CY AJ
s-;e= Yo
3+=*2 Zz
o- ii v.'
3r Z
o.R C)
5!m
- #o
= (')Tr
6 A=
,- L-
EA
;m
r:!
+m
=T
E'r1
fio
Ntr
5=
PD
=z
rii O
4m
ON J7o
-u (,! Tt --l
oo!Dom
5Ip-'
;*F-
{." rX
=€.r-
'Tl la @
-: (U
Y ^=. o
; OY
ieJ
Y' X=
(o Y<
o:s6
(u !.o !D
^' .==
Y ai -o r
< f o ;
\, = A
*@ :
q iq 5
^F*a
6 @v
Ox a
f
o-
of
fq) f
o
0)
(t
a
Fo
-{
rr
N) L,J
oq)
6z
I>
-l-l
(D
U)
-'
f
(t
Fr=5 u$rH8 6ft
x+[#
?+q=6 HU
u9R" 5i i o"= | z
i33 aidE
o i>
HB
g 9-*t= B
"^s :5 Y; o)
d'r; 6= .
Yi * D it
',ao =Y
or3: t= cn
rtu X (,l
O= c aA
j0_ 6 P6l
Z; 9 F=>
e-q o l=Z
=- e Yqa
=; ; 6ilii
€E cbu
3E HfiI
:q f,$l
?; efrf,
ox. m
I
^. 0)
zx
io u
som
r= fl
=D
x I 1'\ tJJ
xm
:JC) tr\
L: -\4
=- F-
q >^
o 7\)
lg 6z
oa m(n
l'{
a
o
1
I
@
-t
@
75'l' POWER
ALTITUDE
. FEET
I
I
I
1:
1 i-
n
o
o.
:
@
lt
ID..P
Ato
-| o
N)
XP ;
ox ii9
uz
*^ 2
co y
-^
Ng =6
XO
CD_
oJO 6
'sB
!
x
I
U)
55o/o
POWER
:l
-i -i,-.
(})
\
I -
45% POWERj

aa
mm
:0c)
-I1 -l
o-
!z
tcn
z
o
m
- I
(r)
@f,[iH ias3q
-?i= aI(50
Ei
3 Stta
.H; 6;
Y ='_ ID :Y
'160 FY
o,3: o<
56 x B
=a 6 Pfir
=F s F=>
3E ? 621
1. E ;;R
€9 qdu
*q. u,
ii E#t
"Eq f,E=
1t ef;i.'l
R.r rrt
:r* f
^. 0)
{-
^.:
3i
:"a
N
o
I
ol
ai
ALTITUDE
. FEET
N
o
t--'
ll
ALTITUDE.
FEET
Eo
b-o
!
^
a
(/) '11
^ -='
-r
^-
J--
-
L=.
;1 o'
rzx ^
:1
POWER
li
65%
o
z
o
m
z^
EB
I
c)
-
r
m
aa
t-t
Fo
-l [Tl
8E
az
J>
n
o
9..
l
(tl
<c)
oI
l-l v/
rt!v,
=z
-t>
lo
-
-T1
o
9..
(tl
f; &=f = b'PPER
d ?:6Y d5R8>
d
*qlT =Si -os
N:tnr =;fI--l
oPi i*ic=
.^l_ *__tX r (J
oog yo_i:z
o^6' Jp-'g)
o-f; 3=
sx
rau ;=
D3i o<
5d x g
q. E arl-
3<o o *<ltlt
rc O F=>
-e.q a F,2z
=- = Vec)
+d' 6
- b otm
€9 cin-'
:; H#t
Fp '-m.tl-ool mlt-
!- rtZl-
*6 cmm
E-x m
r
^' 9)
<5
so
=
x=
33
is)
5=
-d
I
l1
Ko
6-o
-ln
x_v
Y< .i
tvv
dr:
'o
-T1
m
f,
Ac,
;m
<Y
>=
-2 \)
^z
m(n
I
t
a

mm
TI -.t
JJz
z
m
H BF== b'9PER
i P:6Y 65R8>
lB*3*
=$
j
F=
'.Bi o:r9io
o(Dv_ 9o_i:z
"^o =x Y!
o'ts; 6
=
r!
+-+ p:i
(oH E5
q)5: o<
:9 t S
qa E as
3.o . iltl'tr
:i Y F=>
s8 a F,Zz
=- = \)F^
:: F 6;ili
€E FU!
t9. lnti
o3
. o PtnX
N." @(/,LJ
Es f,s3
o T<l
=9 Cmm
ox
^' 0)
=x
J6
=J
xa
=
\)
f3
-
*s)
:Jf
(t o_
I
li
Ko
Pr
6o
-T
co.e
a.) -
ul-
n\:
f'"
n^
'o
5
r
5
I
Fo
-l lTl
BE
az
J>
n
o
o.
=
('l
<c)
otn
l-l w)
F2
-{>
t\)
T
33
== h.gPER
lac,Y dSiRY
Ir*r =q=s=
Psl aI(5o
:s + 9-**A
5:; ! 0.
oo (, i l-
"=:l c f
=a d-
HEA "r= E g
2= i 6.$4
-6 d tstg
g= e i=c
Rii o ^=n
+; A atz
39 I tn
O
€€ erm
+o 6Sr
l,g f,$X
;: ef;I
89 s F
a;rin
o0)
+-
-g)
;t;
X^
-:
3-o
O
o
:D
o
a.
f
(n
lt
-
{(Jl
:
-'l -
Jo
+T
-Y
ra
O(^
cox
.o
s
m@
z
o
c
fi
z
o
m
I
o
c
u
(r^
-T1
m
ll
Acn
Xm
<:i
>=
32
m(n
5
I -
ALTITUDE
- FEET
@NO

+3;6
qsdHs fifr
d;: il i+5 =6 r'-r
Pd=.'' =<H=3= Io
Ee1 aIQSo )tz
3q3 Et*a i-
EfrE R6 0
Bgq' ?E m
Fl=
-.o.o x S nl
:F ; 9fi6
0= o F=c
:E o F'zn
== = >q>
3q 8 aA=
*o c (, O
;E $fiT
+o
3s f,SX
9f rr(v
o_ inil
5; E F
O+
oo)
;s
d=o
=9 Cl
Pl Fo
=:: ,m
Ef
j-o B
i;
?=
ALTITUDE
. FEFT
@N
I -
(t
A
f\)
i :t, ,i, ir
tr:ll
iiii
i i :ir I
itl,
i 75%POWER i I I '
5C'/o TUVVtrh
m
z
O
C
z
Oo
m
I
c
ll
@
.Tl
AY
-d
0).-
(/)Y'
-{r
Om
!3a-
J\e
c-t
r9
c)o
oJo
o)(D
' f\)
45olo POWER
fl
o
a.
f
(tl
?
H
33#q
gggsg sil
[FPrr =$:
r= pz
Fel a:ds9 il"
3q3 3F8* d
:fr; 6; -
X'-'- ni (D
v=u C a
g,:f -i B g
:F ; ge6
iF 3 i==
sq h i'fr?
3E F tn
O
€E gilI
:6 @itE
oa f,$R
FF
Ei Etr=
d'* m
U
orR m
:= 7
le Xcn
;d- YE
5e eq
-3 D=
fc' 6>
m(n
ll
o
u)a
o
6-m
^.'-m
x- =
UJ At
=J
\4rc) z
:{o g
T\)U'
-f
n.A;
l* n
a
o
o
t
-T1
o
a
=
(t
A
I
'P,
I
ti
l;l
ri

au)
mm
T1 l-\
r't -{
o.
t7
<=
z
m
$ 33#q
Hqdgg
i *gn =Sj pq
d'- nr = A I e -1
!e= a]dSo
o('s aldZ
;q = 3*s'
,t
-06 € H
*
=l
='-- niO
og9 q5
=- d:
H.eF "i s g
ore i n5<.
-b nj Xotgt
9; e F=c
=E o ^=t
+; fi 7'fr2
*o culO
;€ 8il1
:o @it!
l,g f,$X
E: Ef;I
arEF
g"P 'm
^'o
-9)
dd
x^
=:3
3-o
ll
o
a<,
q j. A
om
1J
Ng m
P\ =
xF) E
6R
g; ft'
Pq A
^=L
*(9t
^^U)
=v)
.T o
o
ALTITUDE. FEET
I
CN
I
5
s
o
Fo
: lTl
SE
az
I>
'tl
o
;i'
-
(n
(,DN-E<-D-r O < Q
aosr6;oo- r) otl
3d5=Xt
*=eE ii = P2
iaP-3
YY = -r
>
o :u!y Z
rt* A cn I
- a,= r -
xe- o
^=tr
". e {
>I
{m
-
(.l)l
60
Or_
AT
T=
oE
F-
==a
gr
@Q
4
PS
2lJ
o n,^
!H
<:j
D=
z\)
oz
mcx
gSEEggea:
o'= D;
!OrOCo@@\] {{Or
ao{@o!uNlo
oLnouuluoou
r*i
+ )aJ
-o_ o
olorurur.bSS(rJUJ
row(l).s(otJr-.{5
ouooglLnul(to
a'\ ul -l T --l
ITQ;q
ro\oro@@@{!{
-JLUO!wO!{"rlN rqi
oo
!orot('|ur555(a)
t6(^J@5(l)(/lJ!
ooouloutul(rul
alu/'\T-l
[;q d[
www!\
><{L!OO)L!O!Ln
Yououlululuo
n*i'
+ Y-= N
oo
\J !oror(rul 55F
@w@uJ6F(orrr
u9vvvv
a1 ul a'\ -rt --i
[iQ;q
iiro(o@@ooco!
YXotw\oorwo{ ral
+:1 :w
oo
6!\,lOrOl(J|(,SF
uJ!NJ!Nr@utloul
o(,LnLn(rooQO
a't r.n a\ -rt -l
[;q dq
:iitoro@@@@@
YYroorNJ(oo)wO -?Q
4YA
-o_ F
o
@@!!otot(JlutS
@N!rO)J!UJ(O
oLnQ(rurLn(J|oo
a'\ua\Ti
[; q
.'s-
TI
frz
<\J
_J
=. 5 (}) Nr m
o(n
=5=+-nN= o(,
I'69o=33
ioes5.rQl
t= 9 6 *=-da'
3,=aE'<:=
n d_€9_i ppg
-ll or a-^ - i 5
(.o =r - ! c i =
I 9=F^ !b;
ci 'P: g -@ a
;: o'3!Ds- o-p
Y' + - .'o@
-- Ac (o O^oo
N1 On I I " E
oo6 U 5a8
r=-'u
3 ,iE r 6gB
g^dJ-.c)-
. = 6 € = =:
,d sR g o '^
lJ d5
=' - - 9 x7
g 5= cl '":X
D o 5 i o-Yi
a @- :i -O+
-axg
o A; @ 36
o ^ -g)
j I 6e
; : €e
P 'P --.
('| o^'
r O oY
SNJI
UIY
;i r a oP
-o
IVJY
a ! ^Y o0)
-I

<o
a\m
rT1v/
lz
-
f,
ro
l-
z
1TI
eo
U,
U'
<m
ao
{{
E6
>?
zsA
-{
IJ
rrl
@
o
f,
-{
(D
r
m
o
'n
o
o
z
-l
m
z
{
a
l
a
c
=1.
tl)
\.| ! ! -t --t -.t -.t -.1 -{ -t -{ !.-l ! ! !'{ ! !'{ --l t
S S S
S S S's S S
S
i j i i i'l'l'r j j r | | | | lE
-t \l -l o, o ('| (,) N N N @ o) (n (' o s cD fo N) tD @ (o @ o) (n ('l o
- - -
n
T
r-
z
m
ao
a
CN
m
m
v' v)
()m
-T1 n
--
-.1 r'\
oz
Z!
!
{
o
z

>@
=m
;-r
>n
z-z
III
.'.
\l
ao
-{
m
U
m
n
T
-{
z
\
N) -{
E
|-
m
o
.Tl
o
o
z
{
m
z
-.t
a
o
o
=
=t
=
c
o
o
U
m
-o
.m
Ni g)
az
-l->
'{ ! -{ t:]'{'{ -.1 -.1 ! .:l \t -:| -{ .:l ! ! ! ! ! ! \.1 ! ! ! -l -l -l !
!L
Q o) g, qn q ('' ('| (n (n cn ot (n 5 5 5 5 5 5 A F 5 (r) (' O) Cr: ru n:r6
o ('r o @ o) ol (n (r) o) N f\) J o) (' cn 5 5 N N N) r @ --t o cl co o <o
n
o
a
o'
l
(t
<o
on
- L,'J
mv/
iz
N)
-
+
(D
r
m
o
.Tt
o
o
z
{
m
z
-{
@
o
o
=
a >990 s
pr? e=>
i: s?s.sglE rs
qdiSsgd$r5:Eg-==3
- co :'{ -! ; '^ * = > ^i: ='* rn.a 0)
r'l o Y \J f ); g/ > =. -.x 3 v \u;'o -
e
a =
g
3
;;! =,E
r F
o d
= e
- 3
ml ii J o g E : .^ - = D - = !! (D
xL =>=:r;i4:,FiRJ o
-.e rrj i=--);dFe33R>: 3
,:8: Eadtr" 0g='-i,jHi: :l
F * ui -r a7 I o I - a- o
;Y 6'D': --= Y =.6'
a: D f x o -^ 9)
m-g
-iN: q o = = x
f(Df;i=
.aX=
'J''
: a'::6i:'::: ::.6'
.:
.=.
.v f,
: a'.: : :
n
o
o.
=
(n
-Tl
T
r-
z
m
eo
-1
m
U
m
Qa
(J
m
-T1
t-r
io
oz
Z --l
=
c
o
o.
T
0)
o
C^)
!
A
! ! \t !'{ ! ..l ! \t'-l ! ! -.1'-l ! -.1 \.1
{ {r {r -.J d {r d ..J -< d 6 5 6 6 6 a a
r,i r.i r^i Ni i i i a) c) o (o co ! ! -{ OJ o)

<o
1.)m
av)
HA
lz
i>
N
T
:0
tl
r
z
m
Po
a
a
-t
m
U)
U
m
Qa
(,
m
IO
-O -'l
-{o
oz
Z\t
=tFsa qil+sn.Eastsrfi=Etst:g
gF: = -$.d3.
=
."-:=F4#
rg+T3g;;+;$dg:;:;5=
i
3d=$F; ;CEPs*aIEi€g;gsEs$d
0;6 r! e=-a;
'
Eae,f,d
n ,ag=3slu;"T;ilEd;E"ae
=€g E $;5[ g
#'35?38
[au;63f;[qEa=+iltFE^H
e;q
m
$a;i e
s,=-rs1= 3ug=A^Qe$FPi;aEdiExq €&" HgqE 6
qt3;3t €SERqatfeEg;q*o*,gl
B=g iE5; z
=ggfigI pE=eil=3;Efi6:;EH:i] ''lg 3=3F
.i^=;',4€ 36=+o=*o+r]-*6iaEge l= Q+€+
;aii:e
ciurE33sliq::[1*;;
FE E[Eg
*-.X9#a 3*.!;prebeqfr3[=l,Ea'
9* AFiE
*l€1i+
*{+83;rl;[]q:agil;
FF fiiei
il{Es;e
i:str3+}4_.fr1gEE;gi:
E_l Hgg;
€l=Fa,B
FiIHS;ie:i*'$gg*+=i3
-q P--q
r:i.F3 +:i;t*ql31:gilF93aa
*E g':i
'iiH;; a3g5Eiia+A34Hfrqi;i
e* q*cr
9fi3r.* jF3;s=l;di=da33d;5 E; 9d=q
=
o€
=^, e
d.'
Vtii 6,Ee
&a
-=-=:=q = od. 3;E
+q +r^ I +P J lV n\ ^ P J -..; ^ J i; r r
-t]

>a
+m
T \.i
>o
#z
r,r\t
Po
@
@
--l
trl
a
o
m
a
o
ll
!
i
o
z
Fo
-r 111
ni Cf)
6A
az
J->
*-$i?ig
I
Ei*gEs
a3E[s
ilita
El[[g
FIE€iEt
=Aa[3q 25eFFFi
iu;;s?
d ;:r3ir iEiq Hta
fi3;;t
aHEiSgE
Eitc$1
H
s;Fii$
$a€l
*Eili
*fll:il
ii:mil#
iilaie iq
t=a
[Ei3
lts
;aic
eg$*:ta
gglEiiE;frlli=llntiliisafEl$Elt
i;:43: ;-';g 'Brg
€3n
;iF.gas3Bl
lisgfi
;*ra*
[iil aii
igse *'-i;+
;; r*;* g;
8gg
il3i'
i;fi 3f;;t
;;'ei;
--t
o)
z
<o
9E
YA
;z
t\)
o
o,
T
z
(o
(o
@
fi
m
u
o
z
O\-
o-
=t I
6t 1
'rfl
a
qa
-t
m(i
=t m
CN
o
m
'r,',. AA
:'i Om
-'* ! !O
-ro
oz
Z\|
'{
--J
!
c
c,
oc,
om
zl
+>
7Z
Fo
9E
a0
ilH
=t
a1
I
3
't-l' ' 'Y
ii'
i:f
lt
c
-
o
!I
-
-I]
T
f
;
5
n
-1
=.
a
<,,
o
f
a
a
o
o
N)
55
I irr,

>U'
frm
tc?
l- --r
lo
z7
m-
eot
a
mg
t-m
9
E@
{o
Om
:!a
o\4
o=
zLl
-.t =
uo
Oz
o
@
m
=
8s
dE
|.ci
ou
4i
g=
,,t,\
:ii't
." 'l;t.
,j
"'i:,
ili
I i!
\I
@
f.!
f6
o
-.j
.
'T1
ad
J''l t'l
O ,: .-:i
^ 'r. -1
.:i
-
;
:l
o-
-{
=.
(n
6
a
@
:t
o
I
tu
o
z.
oru
NN
(o33 XX
(o66
@s3
o
Fo
,lTl
i.' Cl)
d@
az
T>
f.
i,:
<o
otn
f1 w)
frwr
;z
'>
to
O)
-
T
t-
z
m
eo
a
U)
-t
m
@
U
m
Qa
l, m
llo
!-{
io
oz
Z!
= HqsE ,gggEi*
!tFFia*
?iiFglEEliS*
i
aeE
1E?g
i
srEsEq;
gcl€+Ea
H
F=;tgr =
iFiill?
$igtl[
EEi;lEi
=ElgigigEiSF
=,;r*=1
lil[fi
+liliai
F
:aa;3igli
I
*
i*;3
3l
E i3 iEi
=
?f
fEi a
-;:* Ag'9[
*;Aiigq
ifi€i$ ,Ea?,
?a;q13=r*=
iE iE33
rEri*F
*g=il ;;$1ilE
iFE
eifl i=ggi3
**gail
if3;;$Eia3
(,
\
@

>@
;m
+o
i-{
TO
1Z
"'\l
ao
@
@
-l
m
U)
m
@
o
T
T
-{
z
!
o
N
5
5
or
ot
@
l]
o
\|
lu
a
a
=
o
1l
q)
=
9.
a
o
o
J
f\)
il
9)=
AJ
-o
J
@N
t\)
o
o
Fo
-l [Tl
8E
az
J->
<o
a'\ m
ea
=u)
f-1
'>
t\)
o)
-
OJN
fdt:
= e
qs
- 0, ott
9i=$
,E<=E
farg
F3 e
FS F
'nO O
g& g
aa t
{>-
='='o
9o I
r3 8
Ed B
3-
CL
I
qt
!,
E*fl$Ei1
tFlea"i
$s
o
!o
af.
cL
o
=
CL
o
!)
o
qt
i
OI
oat
fcL
i6'
=qt
3
o
!
qt
9_
c,
J
3
5'
GI
<{
.D0)
aO
d'6
:3
gB
o-
o
CL
CL
o
!,
o
o) g,
9!'|
=>
qr s.
*9
!a 6'
go
3=
di At
ag
Eq
do
iE.
Fd
E5t
I
o
{
!\)
=,
J
o
o
(r)
f
ooT
{i'a
dP n'
bo9
oo
q, 0)
ri|i
oo
uto
!,
f
o
(.)
s.t
I,
qt
a
'r'l
tr
q
!
c
J
T'
o
E.
o
J
N
I
(nfi
tr:
9l
<o
D3
fo
=-
Eo
f
o
0,
o
5
P
ESgdfgg9=
E
;3 E B r q
+
I
f
ai
B
ig
+
a
e
a
F 91
o 9io
6
SFFNi
>oo>-
tr0r=<o
xctyF'c
F5'di. l,,
.:F888
,9'S,e"QE
; e.e q.
)e 6
fui:
di q
Fci!
=0,
9q.
T(,l(,|FsF
g i9!oPf
A
=!:f-O>
@3iiEF
d a'3=HE
5 oPF'==
T
*E Eg
r$ ! olt
Ootr
r FE
a
.€
ls
ru
Pfp!ri
r>-l{g
E ! 5
=g
=Hoi'9
9egae
:5aot
=o.'-r
ir_Rg-g
Q6e3.p
- 6':{
o-
- -
xgo
!'*
q
(r) (.t qt qt N
a)NJo(o
Jo
logofg,lr3 F
iFTgIP:FF
E
SSsE
3ili+
EggH'iPqAt
i;; e * i "r;g
qLaa;l 3.s
ooPtoo
s= d.3 Eg
q o-
e,8
o
tt
o
D
ll
r
z
m
eo
(t
U)
-l
m
(t
o
m
Qa
trm
no
T-l
-{o
oz
Z-l
5.F5554s'
CDSg)NJO(O
\

>@
=m
T \.,
j-{
t-'
Io
z-z
"' \t
ao
(t
a
i
m
@
o
m
U)
u
1l
--{
z
m
FO
J lll
8E
az
J->
H_Es=
g
€F+:=
g
rnE"
_;HI; ; a*A?g
f,ti$
il
'F3tg
i ':rF
-r3i$
I
a[3ai
$ij;
! EsEs
E
:i; Fsq;
q
lr3iq
i:3[
c $it3
{ :;3
EH€t
3fr3gE
EB$i
lEgi sBill*E liEga
laa igq; ;iB i*sl i;{;x
dei q*t; eFi
+*i€ friaEl
aa"l aeel gE
g*a
ffiE
i ii$
[ili raeai
*[* F[i; 13[
ra;a *E#s
\
t\)
t\)
<o
9il
;@
-2,
-{>
lU
-
ssns$EE*r-
Har83*-
gEEifi$3g
2
;
aial€t
l€
i E;af5i.F
ag;i;i953=
sq;r;;il
id:Er;-fiE
o
FaEEgr;B= SruOglq 6; -e=== 6
l3gi*giEE lgiFi; liEIEBEi
i
;f$iiiEE$
l[[gtl,r;gg;fig
irc=6Bs.H1
*i3E:g
ffiiH*[
tg;s3F;t:
sgisi:
;lq;lFE
rsgSdq+a*
€d€.EqE
rsd;Fqd
3ie*a:;t+
;eEE3:
;;;ili*a
z
@
a)
ll
r
z
m
Ao
a
@
-l
m
@
o
m
Qa
()
m
no
--r
-lo
oz
Z-l
!

>@
;m
;-r
lo
z7
"'{
po
(t
@
i
m
U)
O
m
a
o
D.
l,
-l
o
z
sJe = *!! +t €
.
il3sqs5:6:
-
f#e=.El f=q46qra*a
6
,*U;rT sE-1d*=dx=ls
P
E+3,$a F*=**:rs;s;B
E
l3sEg
iEiliteaBF
3
siAd= ie3*df;d.s; il
;:f=i fg;=$q:ft,=
=
€;3$r
a *:
i;x
q3
qg;
'q3r: il F*li;;;e,e;
18;E qRa*H=d:tril6
3€E: f
3il:,8
eFE=
t
a
g
i
= 3i
*=
3,;:"19:,'
"
fre= -diIafSt:;a
*=
e
6 il3
g>.EE
=:15
fi*-fiq 4q=
s=9E3,i-u
= tu
6 ;.g*3t
C
3
F*
dtrod gE:E-:FieH
lt
o
\
=
-Tl
q)
@
a
o
l
\
A
o
Fo
-.r lTl
sE
?=
(-
q)
@
to
<o
nm
-(t
il@
;z
IU
-
fl
r
z
m
Po
(t
a
-l
m
U)
o
m
Qa
\/ lll
TA
!-f
-ro
oz
z\
lfigg
'siiEEllgilg;s
HEiFiEtl$
?
rSqi sF:ss:F3EE,fiE
HagFq;3-.
o
*;i; ng=g:=ig-eHeQ
8ifi==.*sdE
g
qs3€
f;:+ri191;$E E€ifr*q=i1
a
;; ffi
r €
ge3d
ls{:E
sg
i diia i
Fr
2
ais= l
r=isEia==ra
E
fgs3?a€
s
s4;e 3*,j3fl;tigEg{-{
$rejAI$
-t
fl: eEH
$;
=
nE't# Ft;
Ii=
-
dfi *l;*;qiiilsgq
[3i€[;=
:*; 3gilrqqE,F+A;s F;e;s.'
r+F ;{;gsie€iifii
;g;i*tA
;i; $::fr--$tinti[
**€ig+5
_ _tQ a
=a_*- ooo(Dooo(/)oS(D= (,=oof u,o
16 p
aPiil
f -"'
) =a
=': 6
o^,i5.
.<=*
o o-o
o-- -
-6" ^
;o-
ef
>9
o_
=u)
'< o)
+@
fo
p(D
'-(D
9" s)
*o-
\va
(/)0)
o('
PP.^
Ct :-+ C
Pii
=o
=.4
X^
Fq
D5
Aao
o0)
!
o
a=
o(o
g)(D
-F)
lDo
xx
g
vta
-q)
fq
.<o
-
q)
\
(n

>a
=m
iq
|-=
>o
z-2
mi
9o
U)
a
-l
m
a
o
m
(t
o
1
ll
-l
z
o
Fo
-r 111
BE
9Z
I>
$t= fl3;fr€fr= i rEr
Fii*=
ifrHgssf
f
eig
gfEil*F;
g
$$H
*Fs;i
*iFr;rs*n
*li *i[*[i'
d
rr'
+3g3H E1EIEI3ig
ixd
€r**s#;
fr g*
lRqB;
nl*a==a;i3
Hrg
gsii43*
il 3;
iF*+l
=r[-F:4s35
fi
=i
aif; +;
qu
i :s 4a[ta
E
}'mifts*
=*i
AHliiqE
B E;
*;3;3
i*ii*aiaE
;$t 3.ffFt;'E ;; *i;;I lrprl.,*e+*
ilir
Iffita.a+
E li tssss
$€liffifg
*:H
iE;;qt- F i3 FgilaI
H'-uH1;gdgH
ss
e"e*=Jg
= aE
a;ltH
;fi[:;ga=l
;a gifi€g;a
2 3ffi
;5raE
:rE-iglrat
ffi
'a:**e;
n
il -aEEg
sl*iga$*g
I
g ='€
-.\v J -
--
5*o"
=rou)
(D- (D
_v J
=--J
I i; o
_P =
q Y =,X
u=g=
q)+- a
: ;i.='fr
s:" - x
nr*
"'I @
O(/):JY
A<(D!?
-o (u
-\
=o !1
x -.i
xo X
-oQ
_x
J=-
ryXo)
v/X-
n-O
6i(,
ci o -u)
c
^i(/)a
*(D (,
€ 6_.,
d<d
lnr-
0)
\
O)
<o
a\m
la
l2
-{>
t\)
:E
o >+ <
--am
!vFr'l
2-d' =
^Y.i+o
<r P
m
4
Gl>g)
czm
r- >'Tl --.{
a) >
m-Ai''-l
,'!uv---
5=I Qmo
+;ilr z
" Y> o
<= ^
m\J
z>
--l 'Tl
-.t
O
--l
O
O
=2
>
rl
wa6
JO
!
I
-
A
€
fh
A
I
(i
A
d\
+
rn
m
=
U)
d\
f
A
U)
J
c
-
o
T
n\
-
=
6
6
\I
\
I
T
t-
z
m
ao
U)
a
m
U)
m
Qa
(J
m
no
=-r
-ro
oz
Z\l
=w
zx
>=
f-l lll
C-
c
a
--{
m
T-
m
n!
fr--!e
;9 =iJfi
Yma
7n@ L>U)
m: !!#-{
--'!
v-
zO z
^n-
>mrl
Jr i
9i:
=av
m
-P
PF
c@
9f,
33
!J>
+z
-c

>a
T lll
l- --1
Io
=z
rrr
{
ao
@
@
i
m
a
o
m
U)
n
ll
-J
z
L,,,
o
m
:JN
-1 lT1
Nj C/)
O CJ)
az
J>
o o oc>oq)o m R(/,' =3o-oq)R6' 9 dES 9-R=33+qp
fiO1 m--
dx-ilG5d_a- = IAq *9S€egi; 9o 9i3p qU..,."o=s
g:ni:=ie
=
gEn'E;
a$rgnaii
H
EEi
*ge;i[Bl
Ig
3Ell
'+Flglilg
=e3eilr;i
E :q liei3arg
*E
*:;i ifq1133=
i+iegli
z
g*
ggg$:ggg
Ii$iE
EliEi[li
s,
D9d-q 6i
ia**aslElrlEl;=i;*r'l[*iticFE$l
;i€efsg
= s* stnlifr-F
T 81fr
EiFl[Eif
=a;$+q=
6 $3
-eiEil.=;
q ,r: €iq:ir:i=
***
i*E; trd
a*
iEa;;
: tg:
:*[
il* :;
\
-
a
o
s.
9'
f
x; =D I -{O ='
-\u L:v ++-
t=
3.:
B:
trtr#
=.5;
af
= = si
9o ='":: b'3-X
=
=+- q
=.e 9
d-+
: d
f ='di1E
q
ts=sH:833a
r:t+Y.oo9!D
=g::F;;tg;
0-3 pto_oE o or
6
eD<3oi'!na-
fi:q+36-,-EE=
i5a3aE*xi
Jo --' -:+'" ^ P
EE Fs
=8=€;
ig=
$ f,E,9E $
^g)O-(O(uf 'g-
ie=;3dRR9
{<=ooPAl=
g€
ds$:
f
ig
E
iigE
F=e. =
\-=6"+i'i=f
Eta ==: l: g
-a&: a=! q;
-3'E =6
8=
6 (U -'^ ([)
N)=O-(/)O -O o-
<o
r.)m
:?6
nv/
ia
lz
-t>
N)
r
-
1
s.
9.
f
o)
T
t-
z
m
Ao
a
@
--1
m
a
U
m
Qa
t, m
no
t-r
-ro
oz
Z\l
\I
o
\

<o
9U
-Z
-r>
t\)
O)
-
t
o
9'
f
,=3ilqdilR3 =d'd
iar:EF
i=*4fr*9isgfrt
sari#
i5=E-E+ 7='^I3.;3i;5H =egH
d;8dEg g=al:eloo-aB5 q*dA
$lqrei i3$18E3*,=air
B;g:
iAaaE€ o0atr;-:6=E={a ad'xg
qFs-EE A3'6EaEEd*1ai
i"ag
p=[*-,i ;3=^iH'==;q99 4q:.-
F*:Fi ;sls*i4Fq*d; ;l5g
Sgni: F+ReB-*;;=P=x o.,-
'^x=or 5gx:d;g.q3dg1 g€=o
,4:a;: 6 =-$:=.-i,=6p*Bo- iEd]6
:=_a33+
il *ggiifE*951-F
+=Fl-
3[EF* s:].,=s.i'^=i
=oc$6 :33=Ire*;+iF :lgE
[fira: 53i
3
+afit+i3g ;:;c
;ag;s .rltDrls;}.g;E
S16F
I $q
sr -a;;ais$a:;
= as
ao
35=3- "EgEE-:^gd;AF =legf
o<ooo 3iil*$;r*F;r <.,=
1
T
r
z
m
Ao
CD
a
-l
m
@
U
m
cDa
(,
m
Io
T-r
-ro
oz
Z{
!
-

>u)
=m
T.1
-=
Io
frz
"'\l
ao
@
U)
-l
m
a
cl
m
a
n
T
-l
z
a
Fo
-.r lTl
Ni c/)
OA
2z
r>
D-
3:4"uEa;;fu
€as:s
gEga*s*
,lI'*[=l'i5af*
ia+ielac
aeE
i1;:g
€'ifgEa
ii;$iliE5fiiEEf
giEiiliEl;giiliEii*iEg,EFgllggIiEgEIg
o
3r;d
3
;F;eFsi
liH
iqa;
H
ii:i$g
;
.:;*l;EFgaii4i
;E3E
5il
HEE
iiii E'=,+:
*i*sll3gil$H3
le;[3i[.l:i**a;gI;gIEAEF1*1EFEI3A
s rq:iifl+
;3
*;;€ eqgfiE
?"3={He3
3 F€;q!-,
sB
'r#c=€
ai iEHSFE;gSqgHl
<o
9E
F2
-r>
N)
-
-11
ll
t-
z
m
ao
CN
U)
-l
m
U)
o
m
Qa
\/ lll
no
=-r
-{o
oz
z!
b.
7
o
c
I
o
z
qO ='D xD C) ^
\9P+-\9JPA
g3:EE1€J' ==(/) dl
r:$-,i19:
'f*d +i
ui
as
1s;
5
€*1 ii Eg*lHfil
acE5liq Es* fii f;fi:=:ie
iqir;i+
;ia a*
;I"'il;:
ae
d Q
E
r$
;gitl**,giilgEiqIlfil
T$€q3Fr il ea
r!*;lEg
esirfi;
;g ;x tc;=*i
sli9lE= if +g SgFB=+
e#d;Bti ;g .E trm<mmm
<*i++(Jnrl
ofo==o= o
ooooooo- o-
fl
9'
=
\I
I\)

Fn (/)Dooo$:
rrr T<A>x=qg=031g o +fi
= i--iaFq'iild*3" O tq
9 =a*r;;3:
*qa=ifr
q = ,9
ffi
$qFEi;tqs[;sad t I.
;i3;agqi[[*IE*5
fr
E
3
[e
3i;
+g3Ei;€
x s
fli3*:ai+gfEqds
a H
a?;?ri*+iE
lt;s =
f,€*xsqi.:9;33si
e
.i go=9R^ +d =':9.^ I
;
ie:tg;a =qlfEs
€e€i:;;*ra:;i
:q:=::agqg+:e
5*aFEr?=;flElS
F.
s+eqEIiligqae Eu
cl;d- !D
r =r!4(O ='O f, ^ +?
o x 0)(o(.o o o (D
f (, o_(o v LP
I
\9 -J
oo
s!-
<i
o6
q€
(dR
P..,
I
OJ
8-e
^-N
- J
o.<-
x'.:i
HX
6@
^(D
*o
o-
.2a
\1. i'
IA
,, ii
=.=
-o
='(/)E =o (/) m =' ==f (o ='-t5
xro=o,= = i^ dddpd..d
q$irF3F
7 Fq
x**i[i:
?: a€ iil 2 g€
:
"ql;E;+
iElrtag e In
€F33339
gsilF=;
6
i* fr=1iEil;
l:3:;;c .gt
nEir;rq
Aga-3ag:
3*
:ice.=:=
aa
Ia
Fgs "E
f n :; "eE;d
$IFilfEgF;S$g€E
:::Fse1
3€
a+s:t'
4iiE19 38 =;s3gg
*al*qi Ea iiEt+:
X'6?dU =A' E6go<3
fig=gie
's' dq$gaF
*=Di9 = o^AFr,l9
^ v -a < dl a a v v \Y t^(u
\
N)
l\)
A)
EE*
IA?iEi+
illig
EE:g
liiEEiilgi
;;ii
E-
ls! fii
il-=i
'$elr g$ES
E
rg5a*sEi
as*
i-lgliilliglllEa*i*iEiiiill'il=
E[s
srifgi*
EEiii
ii+
tiifllffiE
l1i
fi
g;1
ryl;His
5e;iC
il; ru5l;il
;*'
3;E;
li
*llig
Eil
EE;FEE€i *i:
3s
!
N)

>a
n lll
i-{
>o
2.7
m-:
.\
ao
@
Q
-{
m
=
U)
o
m
a
o
I
n
-l
z
\|
N
5:;l-:i*;
it:*t tfifr EFi;eaeil
ru;
+Ei3:aiE
Hi$E*
ilta i3gi*gci+
laig
=i;Eilgl
ii;n
EE,i
Eei*i*1a*
E$rs
31*iiag
c'eH +;=g
IrggqiFi
E+rq1q*
ilgj
Al=3
3ijii*3ii
*i€i
*Eif[i3
qgr;
.c*i
qE*l+aiat
-[lE
$iiiEi*i;EE5ig+Ei$illEilEi
iigrili
ii*g rEi
tg[gigggg
lag
-!o! x x = o
='-.o = !ar(-<
gA3-Aq8.Q ro.ao- o,='
o
Fo
-r lTl
sE
az
I>
<o
otn
aY:
mv/
=z
-r>
N)
-
t
T
t-
z
m
po
U)
@
-1
m
o
m
Qa
\/ lll
!o
t-l
-{o
oz
z!
tE$;
siln; * 83*efEg€;H€H3g:qil3;
$gis
F;e;*
2r+*;il;iig**;3;::t3e
*f*: :;a:; H il45:ii:irE; aR=-6^ed
g;g;
;Et;;
l F€=1=a;*;ie;Eii:iii*
g;5
igg:i
i E1g:gliig**9iili:gig
?f= 3=?,Eg
5 FAE:3!
3e;
;aerE
i r;issi:iegaeAqES;qil
=
T€
'E:
"1 *t: rail;fi38I;
q;:a*de
;I; ;t;* ;iffii;;iqiqlii*'3a'
re;
$g:*
qq*c
qri*g[:;i$;il,F
-gBg
-girl r A#tgil;
3=-;*E:
gdE;€
gaE
\
fo
(n

>a
=m
#o
j-{
IJ
>o
z.z
,'.
!
9o
U)
CJ)
-l
m
a
o
m
U)
4
=
o
z
!I
N) s€RF
jt-qs o
qes?fi-
;giierfligr€EE;
E
*[ti+
[ciie: i *Hq;-=
sHr5ruiEi:=Eig E
il;g
Ee}E:i
ll1€at$
[lEiEili3E;:E* 5
C;a;
aiEEi;
t sei's*;
=d'ri*bg=q;sai;
i,
aii*
IEEEq
rts;liilH
-*3EF!
gE**3[ffi
E
;ii3 giasi
= itEfri
5i4e1[*=crg:l
aiag
uEi5=1
gslg;
:ilF[45i
a;l*[
gggc
iI**;
ffiliE
E[g?;leHgElIi
i siE aA
E*Ha$grei$EESHiEl*l*EF3[1li
=
o
tl
Fo
; [Tl
8E
2z
J>
<o
r\m
v );
OYA
=z
'>
f\)
o)
-
J)
ll
t-
z
m
Ao
(t
a
-.t
m
U)
U
m
Qa
(,
m
llo
!-{
-lo
oz
Z \|
9s;
F
$Biq
$
FigEE5*ssE*=
! 6q=;
;EA f a*la
4
i:E i'iidig3g
E lE*:$
3=g 3 Afiqq
A :s*Ba;q;E:3;
drasFi
=3; z ixda d EeFq:lexe=fi+ =-
ii6'*p
dg€ s
u=.9
E
1;$:;;gi-+i] nE;t;a
i*F-EiigEi$iEi5EFii;-F3ll1
*sa
:e€t
e;alq:sacE*5 ;;3g+
iis $t?i
4;3=iil$er€H
c€;eE
eqE
=efiE=
a€3firqIg+g;
E;[!F
g33
q*r sr
I
rs1$i$E:1
+3;E?
*:Ei*#'iEFl$;gi+Fii3gE
\
to
-.1
I

>a
;m
i-{
lo
z-z
ilt-l
ao
a
U)
-l
m
U)
o
m
U)
o
4
ll
-l
z
o +=^a*o a'\^-!!o=ooD+ .r c)=oD*=+=!o
ag rgq€*=
EiaEii:EHrq
E
A$*rc=.E-,eEea
€E
sEg
F3:
E.qIBE;1;f;:
a
;rif:+q'fl=r
[i Era;;a
3.=Esa;s+:rE
6
A;;;$;43lig
;=;
u
r
=E
sF
ii[*
ia*a;
-
s
i;;
;t
=
ir
+
i:
; igE;i
ra*=+canti:
i:+x?el*icn
3 e*asf,
*;[;;u3iiil
i$3i*=Fir;s
X :[*ai
ifraaElgE#
9;aiq;i:ila
I E;i;I
sgFii$irF?
5;4[Eqrsi
$;
3 d'=
d'U
a
*:tislE$3E;$1g;giiglgEg3Eli
I enE:i
E--:iiii:;c srsa{3rEEq
-JpLrJJ-\!
= o.<(oo-.< aaz=to==oJ= a oJf(oq)(,(o<='
\
t\)
o
fl
Fo
-l lTl
sE
?7
g)
(/)
<o
^m
aYt
frvt
=z
'>
to
T
Cl)
o D Ja o =- D -{
- f;?E-..' !d*a i
leq
Birsd
+xe=H
E
*AE Eegqd EEe3fi I
rcl
HIail5
gag;r
,
;af fr;is
U;:;,
g
s=; 39"s t+#iq g
:g e*;;
i:t;a
ai f,=**'f
ff=.EE
-J 5'"^'9 fi'i'Po
3E_
E*E;
€lg;:
;; =a1;
'agli
sE
['[= 3&#fr
t; ui-=[
g$Aa
x 5 o)
0 ^; = = f o
Xo cDf=X Pa(aa
v-u-
AJVJ
; o o-o
;-<
^ri
--6
o- =.
CN
c oo
^ aa
g a'*
X='
a-g
g)o
o f,=.
J
o go)
:tl
PV-
^ -\e
J-
V oP
1:<p
A #E
(9.t+
^vr- =
-
-.A
vT
(o
r=
T
6o
To
-r:9 6 -i I
- ^ (J - a
_-u ^ J \y (, -
u.t x ^ ^ o j
96iixl"j 3o
''
e*fii X
q
=IUj X !4 =
J-VrP
'" o x;/i Y b
O i -O
5ll;
d
l f*
Da-i ;;;
Ai'"H iE
=g
qJ
i=
u6-3 p gd
.< -Dl: ='+
!-xv ,=J
P! ='+ **o
Aa.=. )=
+3 3q X =
6
5
qq x =
j i- r,; ;-'"
3sr
6E )-
{
E'- = 9 f
656F e.
^.oio
3 6'
3.= ='
^g
F nr.=
6TYil =
5
a
J1 ;
l-v!4 =.
R.; .i O-
^^6
^av
--6
+V) rA
n
T
t-
z
m
eo
a
U)
-{
m
U)
U
m
u)a
\/ ltl
TA
=-r
-{o
oz
z!
\
N)
-

>u)
;m
+o
#-l
lo
z-7
m-:
\
Ao
U)
U)
-1
m
a
o
m
o
!
-
-.t
z
6Et
,ea?
'l rri
o
t
o=
a>
=u)
rt __l
m
!
8eF
4=@.
T-
T-
m
u
<o
rm
<;
",@
Or
el)
!
n
m
a
g)
o
-
--t
C
t
@
z
m
lt
c
CD
\]
I
-l
c
g
o
f
!')
o
@
f
o
0)
=
^J
r-v
dF
zfi
=U
c
z
--'j
\
!-1
RS
xz
Y>
m
n
I
r
i
m
qJ
(,
o\
a
o
Fo
-.r lTl
8E
az
-L>
m
I gqo
r===8
3
+'zE< <
e rq# >
a, Y=fi n
; 'ozE
CNU
T
<o
9E
F2
-.{
>
ru
O)
-
1
T
r
z
m
eo
U)
-J
m
(t
U
m
Qa
(Jm
:0c)
t-l
-{o
oz
Z!
iHff:- i=8ff- E ggSEiii:f;- =gF Roe:eqeq
Elqts e$1$q
p
€ggr*E*$tq
aiF;
;rilsgiis
;;; ="q
; $
il
-ge-;
fi-;lI
F
'E
ilrlgllfl i:Eg iifra;€il3
H!5r =e-c6
n *F€*frtis6
*li+
[eSlilag$a
€ig{
flllBt
i l;*[i3g;+ flir
Eir;E+irH
;=:;
E[=:i,
e r;c3f1tEF
3,H;3
.En3;[;lae
i:cr
=e[;
a
=
g*E;FFIi!
ii;i Efiaqi€nri
SqE3 iiIg ?igffitE3E El[g
HiiF[l$E:
ne?i-frE:s;Ei;mH$:t,EililfiEiilE
-.9='i' 3=:P 933e33:.dq E=: 5p9Ea6^J
='i'i 5 (D (D
(/)
x ?.< o Y o o f o x o 7 = o_Ti o:+o_x=
!D
\
-

=a+:3=,g
$E;gff
g
E!;!gi[ia
;gEii;g;
*
*i
*s***iat
iEE{EE$i
-'glg9g
I gggglgig
';gggglg
g
fi
lligEl;
il;Igi
=
Ii*lgiia
**I*Egl
=
3
lEiEiEE
,lEilE
-
BliigiEE
;EElEEE
; B
I
\
OJ
f\)
<o
on
-v/
mv/
=z
N)
-
T
-
r
z
m
ao
a
CN
-l
m
g
m
Qa
\/ lll
TA
t-r
-{o
oz
z!
r = m
JJ\- r- -
BP d 6
q.o=
bi I ft
:: B O
b'Q3
fs z =
=I o I
E; 2 g
=i a
.\J
a=
€F
T=
og
-
z
-\
m
=
z
.Tl
t-
U
I I I
g*[a$t?
E
ESdAiE=
€i=
EE
;=E?ir=
*;a*a:I
i ;sgE;=] t;
ee
ii:Eil;
Esr='i
;E:[fEii
[i H; Ei3;iii
siEiEia$llglggElEEIi*ilE?[
* lilili 4[giFi;- =.8
zs++?*#a
3 E$fi1l;e;i*tncr
H3
=I]gq:a1
Ece 3;r il
i;*
;$;:
ia ;3
a3
i ;E;
gE+*l
;
Fegfi;;;i
Fl
E
iegEEl
4;gg3L a+\s\+ H+ o 3^=-aH
ocDrpco,oF -x69696 iig- ! aYo6'ei;
B
o
a.
=
(n
\
-

+€se3= =-
:-a-dsqFEF*cq*
i:'3*+gfeua
f f E g3
$3;lF;g
i q$;33;i'aga;n
= E+
s=eB,a: = *3=q;H1;i=iH
H
3aEgifrif*i
E;
E fl fr<
gis+g:=
il frei$qa*3rq;=
$ q:'ai?a3g
* 2 3 *
Er:;=;H
6
i;*43FE;adin
6 =a$gs3*ix
q* e E
!$;fffiF liesl:+Aai=3gz
fr-.Hrs*+qr
E; E
3;sreFssF++sgsqag5g3
€1;ifi:gfi,;; H
+[*aese
iuFi=sgilqatl
Efiif;#l =6 ;
993
iri1 e :3e
3ii
#;i:= q'*'n:6
=
1q r
*gf;
i?i
z iili:€Ei3Bi
;*;[3i
fl:
d !
r+$:sqi
=i[se;riiir
;5pigi$ifr
g E
*i:sk+
iFfEiiEi$;:
a[l;tEta;
sa
ifrFg'q+
-[3;Fiae+i'q *=ard=B€a ?=
I
\
5
!
o
@.
=
F, 9ii"s-#E=H$E-,
Ail:r'oqEq ! <o
ir ia*tit$=i*g
ia5=qEjeaf
H E3
gi
lf,iigil lAiE
-EiF;FE1EE
fr
$-
;a Ce*!iti=cia
3gae=ie;;
n o. y3do:H,a==*d T g€=l:d*g*
a*
gfi*H*
ilEstE
: ;;E
;-i=€;**
FiE
$iA;
F
;i
ts;3;g;4
Es=;$f;E
€;lgi3;H
3liE*t*
2
n<
anieiEi
l:r5;Hfi
=i*iris$
BFgefl;
E
6
e;:e111r
E;:ii=r.ts[;;*i1;ii[*g
H
= q*[tag;
z =:=xeEE?
s3is$a=
$iilgii; $
r Eiqiai1
n
E**lq;l
=
iirlil
'l3=iS:
3
E
ffifl:ri+
Esraas=*
$g:r;i
Ie*a:l
a!9:;ls
=Hdi=1!
;g5*au
s*;q3'
;=iaae?*=n;=*Elil;!Egllllga
o o (, o J= e = o.'" = o J->
-
--]
7
U)
:l
(tl
<o
a'.t m
-v/
rnvJ
=z
.>
N)
O)
-
n
T
t-
z
m
eo
-l
m
0
m
Arn
off
ll c)
t-{
-ro
oz
Z!
gT
6'm
6F
*{a
6
8 ur.
a-{
Pfi
=
3a
{=
N-'
o=
o:
oX
@5
G'
3
-t
{ {
o
rI
=E
a'
a
o
c
5
i,
-1'l
=
5
m^'rl
ngF
lzr
EiF
O) N) Ici
F;
5 F
c
7-t
xo
Y-{
F- >
m
(n 9i3
O-t
=.c
HqE
m
@
o
=.
g
o
N
o
o)
a
@
(l)
o)
N
0r
5
CL
o
:
-{
€ € tI
=E
a'
-T1
o
o-
o
I
'Tl
-
:
s
;\
m^'Tl
iFF
-1
z1-
EiF
O)
AN)
;1
rd
F;
(t
7a
7+
b9
EP
r'
m
5
;- \l 9F3
Orrt
=-c
a09
6iF
m
J== =X=of O= e
3Eq;IFFE;
#i F
:;E
fi
3;
&+a;
= ;
ie'"aH4d6€o-X
i l
tsttidqir+;i e E
gFli=i5=.,4e = |
=
*d a''laFS F
q
P
F qfaFgEo*s=il:
H
3 ;aaae*argg P
e *i;_aeil-=if i
6 la5+l:6=*:' €
5 d:=cq:,gi05 E
B ii !D
; @-' +E'= fr€ or
'n F5;1a6aoQ'l =
19 -'_.=ilSag-5- c
o = o-: *n ='9-=il a
fr5:ig::r[* E
:qFs-dd;8d g
:rs=E€E
i: i 6
il=S=Ekyo?a
=E-oRq Fd-'q
0)nru<-i'Y-=<
o o =o_o o (/)
o.v =
n
o
a.
o
a
(,
\
(/)
-tl
-

.n rt- *ffi
h c tq
zt 22
-
;U'A
-{+
2 m a,
o= t
@
@o
-{ = L./
rti+ lI
=F fi
rc
z
o
Fo
-.r I'I'l
BE
?=
e;il+=
*q
ial;iee
e€
tai
aE-;s
FffirF:i+:
qE?;i
3
;:=::$g3
iiEiE*iF$E
frEgtiilE;3
e'ilje;i:i;l;r3Fiti;raiiEElli*il:;;
e ;il# lt;ge:r3l
i?1*e;r;*
r+;E 1*$Ee
i +3#-F:;*e':=t;r:3=siaaiHe==ii:-te*
3 6;iq
i+itr:iql
f*133:r;
ian'+;;a'
se;a
"A+gaggill
rs;irlgE*
[il;:dfig
sEsE
$:dqi+H=
i*Ega*:::
*[;3iliii
lafai*€liiE:#;';ig€a*3:EgEaEE
-
\
fl
o
(n
f
(tl
<o
a\m
-v)
iz
'>
N)
-
z
a
T
o
al
Al
vr tl
(o
-
I
o
rn\
o!
=.'
9)-n
c
JA
N)-
o(n
oD'<
wm
--
-\u
-n\
A"
=^
9aA
mv/
6\U
-,6
o
N)
3
T
r
z
m
Ao
(A
-l
m
o
m
u)a
\/ lll
no
rJ -l
-ro
oz
z!
\
C,)
-

>a
=m
F- _-
lo
z_7
m-
..._.1
Po
a
U)
-l
m
LJ
m
T1
T
-{
z
I
--l
5
i
6
,e
fc
ii
I
r2
;F
.|
ll
oz
\r)
ff) --l =
Y='
N)< x
-A C
><Y -^
@J
G)rn o
ylo +
tv- x
- --l 0J
f -' (D
r^ (D
69
N) ?rF
;tg
U
m
-o
: lT1
BE
az
I>
N
q
n
O
!
(D
-'
<o
a\m
mg
l-1
.>
-
n
-t1
t-
z
m
po
o
-{
m
(/)
t-n
u)a
\/ lll
Tn
!-r
-{ /^\
oz
Z\)
EiEl[:Euil e+;lr
*glElg
EE:Ig
i
fi
l€:gsEaFi€ 3d:iH
Ei;ii
iig::
F
fr
6_,=+=Eu;a;
i;e[: i:F: €g;;.: :+
iiiggiai* eiaif
q!3ai
$*Er:
r E
;i;E; =s:l
3gi;
* gg:!
e
*EEEg
;
J
.-=,_=a;€Ei
ie=rji ;-t[=;
€$[jC
;19*las+g
;Ei;;
::i+i cic;!
'qgi=ailr3
Egg€g
q
=E
sE
iei.."
e
i;li:f;s
,glii
e=
*;
i aliEE
g.E.Bad-adB,
Biled a=4:€d Sfsa
o
f
=.
l
o
z
o
X
T
o
-T1
o
a
l
(Jr
\
A
-

=:g q= r9#3:S+:3 EsEfFFs€cT E=;fr
j;q# qEq
fi +;fi€3'*r
F es';?+3rt.=rq
i F fE
irir
s3[
fi
FiEieg3:E
=E*$[silg;*sH
E
a
i?
Eg3s $ia ! *s$,
Eda:
eni E ;::liEsis
' iqa;iciigEi
fr; *
a
affil
i;g
F
iiiiS*gta
*itf$sisgil
s
a
r
? atfi;
1q3 Fgssii'==
ifrSiSilitE
5 ;
d -Ea:
i+g
issie;sie
=[gtis;s
cI
e lagB=: 3-n:*i;i5;i
q:Hg3[4f;
i:s=q;
3i4gi=;fl+
iss{iai;C E
f?=' gg gi;ip-*'*E= d6<q5<==:
i;i;=*il;irlEaE*ilg[ElEHs
-
5
N)
n
o
L
f
(t
F
H
gfi
=FaeEEeF
qsqs3s;;
+g[i3f fi 3 d=
*iga;fra*
frsd'S5;
3a:+ii d il '
AfiiEifra *f;se{agE ffEH=la : =
e:a;e1r *g*gi3;i
iEtn:a
Eg
=ee;nBr, da;dq€.: z i*;=i€i z g E =
q3a-85=
6 -+ligEnaa
6 i:-i-jq 6 3 e B
E;E
i;:=
; i;ps[]Hne3:ji33e
z
dr,'-ePio n.3aF;= =--bi? ao
=g#E:iq ;e:.E*l €f$Hb-h u)
x
*g;g;3 6 s':e+e
=
n;
ia: 4
a;:EE1*
:E*fr=a€
ali-r H
;=;;*;: i*ll€[* *;a;: gn
Id
2<
o
-.
:l
-
(D
z
o
x
'Tl
o
n
o
s.
a.
l
-.t
r

5 =+oo; ctso_
==B *[:
+*H
E i1, gt:*qgaEg=
$ 3E
e+i:
e*;
= E H Et
;3;s;i8.3fi3 ,aqe
FEilsq3qc.:e't $3==sRdxQa
: F !-
g$gf[*||i!*11g5iiaieilsa*igqi;g;3g;3fi=
eEitn$:EE;
ir[:iefEt;ErE
ti*ia=Ei-
8e
E
;*aii[ffi*i
;; ;;il5i;ffi]c
sriiEEii;
i H
iiEti;llge
eg
€IgiEeEIE
fi:liigg;E
E
-
a*;i+:lrir
gg
g;lqg*llE
;lel;Eil3;
E
[i;;g+r3+=
gE
Iil€itagufl
6':=*=;=ig in
uegE;Eqi:-'
3e
u*a4il3*;;
q;aili;*+*
$?
r
5
5
n
o
o.
=
an
Erfig:-
e={q.F:?q=
H Efi
{:e=:A aH;.>.".-r." o ;z
= 4q':=: U
i -= o ^^o -l -t>
;*1fi ;E6s;3$E 6 H
=id<a u7gil_3iul F
;l:;a Fa;$;qd+
g
aaF;{ R=E:-aBh€
2
?frlKa :ld+q,db I
!qi;A q?=36a=l
s =
I =_€" +849d-^,-rr T
=;E49 :q€in*e:. !
d6r= *i$xrlgl fr
a3:;E aL=*+=e-=
a
Ed3:a Clf*g["+ 6
qgX;g qF3.:':q;g il
;m:€P -F3=3:3i 6
.";esg
:FFgrA[e E
i=dtS
=i1E-=Fi
$H
-igH; idda==:+ --{
gqEiq
as,E-tirer-
i?
o
c
I
o
z
o Cn
D-D
1g-sFr Z iBi+
q;aEs=
F
[-aa II;=eI
i:;E;a
i ;$3il
E?i*ge
3glEegl=*a+tEiifil=
;gg;lrEliiiaifi;*fi
E
3r3::€ igl* El=ie'$
sggEgillggEfi!;lI
,6!'*a Id9+
6'<.=R -=6
o) l=.= C*-
=odd.8
I =ilg
!
s
(n
-
T
CD
L
=

Fse;'F*;p'
! f Ei
fa:3f
[Ec*if
-13:
+:eg3
q
* r?
'lla+
aigi*l
aig
*e#i
3 fl A
+;;?
fitS=* r-"c
*1ii5
r fr E
"$': -.iE[3;
z 3!E
=ai=:
g
F $
;igfi i is=:ie3 ??nqr?tiEe I
:;at
,' Ae=;1
il t$f, E-,;ifr;
e
i e
ifi:: ?*;Ea
;i;aita;
e
fgEg :- + eci-
ac'=
a*=F:
=iAiSFq
E
.ura
=qu43
31il E[ll He
-
--r 3.= q =
n o*=d--
o) p.--.i q,
ad13 ;
D =u3 f,
d
qzB a
*= 6. €
JJ
=i' *.^ =
6adZ o
ai. *t r
*n u f
-- utn
a'\ =-o -'
A-pw,v
- -v i.t^
+ FRSE-
J6\U.
fi f oo.,
l
= ^ F- ^
g **aE
z >l' x
6- |:--r o I
x- ' O i.l+
- oO rl\<
v - _.r5
9) Xa='o
h - v +aA
ur^J€
ii-'Q -.
ooY-
y\9-+
=o - Y
fi +_ (u
-J.X^
=R;5
t -==3.-
vfl - >
i r5->
6 €'a
- o .-l
= i Jm
cn dd.n
<c)
a\m
v/^
mv/
#z
--{
>
r
-
-l
m
z
-l
-
n
u
o
a
:
(tr
I^
U
=sA
"6
zma
nu)
m-l
->
>n
-< -J
m
n
nE
MU
-€
t!
m-
-1
o
c)
5
c)
^f
I
I
I
I
_+
sfi.J
O
u
o
o
N
O
?
]|
-
aa
9r
DP
.on:l
r!
_-1 h
XT
x-
v:a
3cp oQ
*
AJ
+d =S+
cd "F'
N) -',
Y6
w=
NJ :L
(n.
(o-
D m-:
=,93 r *
i:=
H#u. Eir
"'C\>t,
: \< (
o\
zl
R?
''t
n
t
T'
z
m
Po
0
m
o
m
v_, v)
\/ lll
T^
13-f
-ro
oz
Z\t
@6 11
'-f
-.1-
I'
i
I
a
z
m
-l
a
c/)<(!
€>I
:-l>
\,m-
\
s
{
I I

>a
+m
-Y -.{
IJ
>a\
z-z
ilt*.J
ao
-1
m
a
m
fl
'11
z
I
\
n
@
?
I
t,
-
l-
I
z
fr
o
z
m
z
I
-l
-rl
r
i
,m,
vo"
x'/)a
!-E
Om
I
-l
U)
a<\l
_-?
I
--t
a-\
^
z
U)
.1.'l
z
o
?
I
-{
o
c
n
F
o
--l
-
-o>
-L
-A
O
q
o
N
O
O
ll
(D
a.
:f
(,
L-a ?9-\
s-Y
I
I-t
mo
--1-C
i
i
ll
='
v\
v,@
-{'
NM
oa-
AX
Co
=
x^
N)
€l
t\l
=?
-l
>-l
zo
=<
>*
ry
dq)
-
U)
--l
z
N)
n
x
T
n
€
u
u --l o=
eOx
--.t(n
z
a
-!
o
z
o
m
u
-r -t -t
vv
T
a6
ao -i
^i
O5!
,
v --l
(r) f\)
;. o
Fo
.m
Ni q)
OA
az
I>
g;:
-{ -iv
oaz
a
"
Kw'
T>.:-
--iJ
U-IY
-
T
=d
1=
Y>
LA
-l
m
n
ELECTRICAL BUS #1
AVIONICS BUS #2
ELECTRICAL BUS
#2
AVIONICS
BUS #
1
\r!
ZZ
I
!
o
?
--l
-D
@
8<Q
=<?
-l
mO
2z
y>
H{<
*=
T'
?\r
''
t
I
-
o
_T.l
(r)
;
=
I
T
I
<o
.)m
mvJ
FZ
.>
N)
I
!>--.i
>=a
16
IE
l;
tn
-
--l
m
u
z
-l
-t
o
-
o
c)
^+
I
I
I
-L
,"f l
>6(
mt{-
O
o
O
o
o
N
c
g
lt
(O
c
(D
-!
rum
;l#
N8
X; m*
:{ v, !x
Rlis+
;;Y m7
= --{ !=
uAl = |
o-^
Y=
.oi
N) tD.)t
!nv
i!P
x=!
nI o
n
o
s.
a.
(n
> +5
i,X - I€
=1(^i"<
=hfioo
ua--
E:'@>1
'zmo
m --l
r>
>I
-< --l
m
I
n-J
m=
F$
==3 [-
i:= 1 nnm
:#i tF{5
"'c \ l>! t
= \l< (
z1 l
I
r>
ri
,T
tl-
r>
1Z
rm
lao
,a
l<
tq
It
r<
m
YJ U)
(J
m
no
t-r
io
oz
Z{
o
z
m
..,]
(h
siq
= -r>
\/m-
T;J
-J
>trl
\
A
(o
r -

>a
;rn
#-r
>o
zz
til..J
Ao
--l
m
a
I
m
U)
1
T
=
z
-..i
T-
n
m
I
m
r-
I
z
r9fi
xn+
=Eg
l(o
tt
g)@
--r
tI
u)>-1
2zO
1v-
T!/"i
-z=
-,
-c
o<
zm
z
-l
ct)
I
-l
-!
@
-U
U)
'n
-l
I
a
i
z
z
>l
c
;i
-0
z
m
f-
I -g
:'l S
(n8
oB ?
ESSENTII
CROSSFEED
\r
w\
AVIONICS
BUS #1
31
m
r
-l
r
z
2
r-
I
-l
z1
I
a
mo
\J>
z.(n
f
z
q
a
J
--l
-n
r-
n
ct)
I
-
!
o
€:
t\l
=a
I
>--1
zo
=<
=>
1A
:ln
>ts
t
@
z
m
c
-l
-t
x
-
I
--l
a)
r--l
OO
lz
rAU)
-
c
m
z
--{
>v
-l
>i
cv
OZ
9P
;d
zo
!<
=o !>,o x o
YV r^\iY : Y
"r v:? 2l
-vt vl
'm
::"/i
(rlrv
-)
;= a\z
TV'
IA
AV
Yz
.U m
T
TiV
Ei
ml
r-;
o"
r-i
a-t
m
m
L-g t2-\
q-Y
,.no
-J-v
-t
--t
r]
c
o
=.'
9)m
uro
-.1 o
N)i
O_
@a
N)C)
OO
^o
f
o
o
N) z
-n
zr-1
Fo
-l [Tl
8E
az
I>
n
o
o
f
(tl
ELECTRICAL
BUS #
2ELECTRICAL
BUS # 1
AVIONICS
BUS # 2
<o
a)m
-v)
lT1vJ
lz
-{>
N)
o)
-
=m
@,m
to
fr -{
an
=6
i
:a
x
1q
=-l
=m
ii=
6
-.
c
o
o
c
J
o
z
i 51g;$*
E
3aft;+;,;,+q
; €i3ni:
r=+;
sE
g
[: l$Aaaa
[Ac
EEF:e!
+ge3sr
-ia*il
i uciiEEai;gi
E3[Eil
8:igxl=
[*a+3
= ;a*==iEaii
*=lla=
i i3Ei3f
q
iE$g:
s ;ii;urlEti
I='';E+
; ra;i*H
.H
€la;t
ff*1feiii3
E'EHHfi
iiililii;Iia=Elli:t318;Hgl;
-r$taE
;guaa i*gEfl#!
:F;
=Hr62;
-_ r l;.S; qga;+=;Faa
ll
T
T-
z
m
ao
@
-{
m
U
m
uia
\/ lll
n^
--{
-ro
oz
z!
I-

-;q#:i.
:i*i=
s
*giaq=F=
i i3Es
+*;*r
F
F *i
EEEgEi[
3€*i
F FieiE$iE
n
iiEg E;l}E
gF
32
figr=45*
:As3€
z
gH
i: =
1:E a+13
=:
=:; t I i
6:F=s$il:
teg?g Z;n*il;E
*ii[
**; E 3
=
3 E;il€q:A
=*a+i
E
rixrorai ;3s
-={[=
fi f; fr
iF;:;
tne
A+t[E
E
*gf
igg
3[ *;
i f f
Aii
F F t
se*+E**a.5r;A
3$Fl'1;g
if*
SaigEE5
i
a"
g€
f
;
iPa
E
:i,i*il
i[g:
$]$gg|[
i:A
ig3{1
s
e
=
+;1;goF
:;lacrg}g$;i;i;i*
fqF iifi; r_
iE;$Fa
:!i: a:Hefri
5 $i3
HB*a
$s
-
\
N)
-tl
9..
o
=
(tl
6rai="Ersp'3it;=F s=T*i?fr
Ffi
AFaHF:Z*;3i$a,=e=.r= H=qitEH
=Z
:1[r:3
E
;iuil
ifa*3
il
Enc!;=
ilir=*
i ' ],
Ei;[i3
fi€lfi* [:'t*
fi
ria+fil
3F;l
2[
?
q sf;if i; 5 'i! nn;;[
Z
ir:+] []a;
E *
1 x1:a;R
fl ;;; g0=;#
# 1;-==- =ds=
i =
E Rq3qr* fi 3iE :-;s fr g:sg=
=" .=g,AQ
9 F +
\ **;*-as
i iffi al;$
ffi
;:=g:
a a=€*
2 e !
d :ea=r;
H
I+i
;;[g i:g;*
'f gi$il
3
5 g
E r$;; * ga; :+F: ;
=:s: ;=a:
e 4
3f*3g a=I
asa; ;ui44. 5*FA H
3H*;;
[uE
[;
a; i==;
] ile
ae F
$1:fii cxa
;e:i .+agi [:il E_q
*:i;; rfa 3;g[ s+Ec d?
-l"l
o
9..
f
(Jl
!
-

>a
;m
#-{
>al
-v
1Z
til _.1
ao
'-'1
m
a
Cf
m
U)
'n
T
-:-l
a!
z
o
Fo
-.r lTl
BE
az
I>
s*?5;;
E
fr
aFH
€;s3irJ Bi$'q:gF
g[3fl+€
=il
!
[$a 3il63$iE
+;$:ts*.
=;ds33Ig
=<- l:;eH8n EgH:*+j- RrgRu
d -'-
s
t1i
g633i
i€ ElgtSeF!
c*aEs E
a
i a*;
q;'ql;a*
a ;e3s==[
q
ii;3$
n 5
\ asi
il
$;rgrg*
il =r33rs:
F l*eiq i 3
sAgi lle*iFf u*-3erF
*r1$g9e
i=c
a;E3!i;
:iia*ic
$3H€Ee
uA
H
';aEE19
ilri;;sl
Eif$l
e
s
33
?+
= o_(o f J
-
\
ul
.s
n
o
S.
9..
o
=
CN
<o
t^rm
-vi
ln v)
=z
,>
N)
T
z
n
T
r
z
m
Po
a
@
-1
m
U)
o
m
Qa
(J
m
TA
!-r
-lo
oz
Z!
d ?Efi#JP- -F3-si, q E pefpr se- o m
3 d;a;ga;
efiq:la
i i rm(f ;b;b;;
flil$
2l
; ali:g;g
il;3tr;
* i sgg;
tEiq53
r;i n
il
*o ?a i5*ro--{= - = o?€= 5<F<PA.. :o'< = l-
:rrrae 3*qsi€
2fr
gEEt
li+i3+ ei;
fi
?
a :+E;;s
=aj:.+*
6
* g;;a Tnzeer
ggr
a H
i s$sifrcg;;dqi
6 i9=t s=flEFA.f[i
il!
d e=ae.ral3;a-tq 3Eq?A=$s3+
pi+qs
o' 9ro
f ;fr:;lH
t:[;3E '=ri?
il =s*Ft
fi3;
E
3
Frt€E:=;ss*i gsr aEie f,s+Ie
q H -=3i qil;; raa 1*5
'1-
qA:
g
re fJg
ga"g;e =lgrg :eI !:e :.* 3
S5sB$:
i ;3u* E;1 EaA *
e*
s
E.=-gE: ge*=5 IFq ni5 s;*
Hd+r,Q
:e---g 'atrs =3 -€g
- au-f;d E#gHE 3 '3
il l?f'e#e
*xr;ue rA
L 6JrAf P6 6-otuo6- - r

>cn
;m
- \/
i-r
>o
z.z
ill \
Po
-1
m
U
m
a
n
T
-.{
z
o
Fo
-.r lTl
8E
az
J>
$$fras
g?[FE*i+
FFa
i fl
n
I;H33
€nqlgliiE
-3Ei
i i3.=e#
s
=
g3ijqi
til3i*FF
E*F
g
EEaE* s A
3d=E'=
qq.=dge=a
g*r
* fr:q?[ E
*
a*aal
el
i:
q3i;
i3 *
' *e i€i s
=y
*85_,8:r+lds.fraA} SgtgE =o
il*n-ia
id_==;':;:-=fi:
dsas4e?
qHaEag*:=alFq:u1q
=;C;qil E
?sssa
F33:?1'*i
5$ =ifrg
c5-a= r31i?alE E1 s*;l
F=sq eigqie?l ;g Big;
?*B$ -=SggiAS .i.s Bd,eB
a-lr 3P-=:q:g eo
6-6(o- *=3cu@.lr- :!=
a-<!^
-^--
r- -d
-\
f
=.
C
o
z
o
X
-Tt
9)
o
-
--t
n
CD
9..
=
(n
<o
^m
-v)
mvr
=z
N)
O)
T
fl
-T1
r-
z
m
Po
U)
-{
m
m
vr v)
\/ lll
-nn
JN
oz
Z!
+iiif,ifi-
lsF#i= i1EEiggalg'
s.rq€t-
=
6
Jfiagl:d 3B*,=-E
qd:od,=,8=H=H
3'j'iIFF Hi
asrsEs{B i-;:ils
e;?=igiEge5
ei;=$g
6i
r;EiSgE: agEgii
g;a:;E?e;iE
:se'1e 2a
t*ae=*;6 ?qsgfi,-1
3;g6E::g3,[H
qd:i; :'.'i
g:i3iair
as
n
i
sF ;
sd$Eii
i;c
; g;EEA
3
F
3*$i1;as
Hao=qr
;l;A?3*g:;g
+q;$l
e
s
a*ar;=s:Hf;+=4q
=iq;;+4fi?-1,=
danr€-
r
-''=qI i o€ i,3'=9trE
=,9
439;i3
aa E
3EB;
;ilIiTa
==laE&
sirfti$nnHe ddE*F
,Haqrs9;
;A=1;€ *i;getH3g=E FBri,=
l;9t5fi:
e4q-*==n'?;1F;]95."*
aagS;
3ri;q;:
5agFi
*'=:,=fi*aa
sir*B
giguiq*
3;**g
5Etsia'*[+
H H
ads
'T1
o
a
o
=
or
\
(t
\
I

>a
T lrl
f,o
;-J
Io
z7
,":l
eo
ct)
@
-l
m
a
m
a
I
T
-l
z
a
Fo
: lT]
N) v,
qz
I>
ft6=39 gqd+q;=ggg--!{ =T6963=d c'o
Eili5i
E*iEBiffiilE[1 ilglliigg
4F
iqii: ri-eeaIJig;:[;
afE;ig1gi
ai,
iiiu+
ailigfi;uigeiiAi
g*+as;,?
s?
e:iil
aglgg;giggligi
gEaEl;EI
F
i;g1i
fanileif$r;EiE 1ie[[+*i
=
a<,q3 t;3g$fld;[;:;
*f;.;c;g
*F;*x
i=,;,+ef;-F[;
Eil3Eiis
o
=
=1.
f
o
o
z
o
X
-n
0)
ao
o
I
--t
I}
o
o
:l
(JI
<o
nm
3a
;z
N)
O)
I
?=v
9rP
Oa
-fi-lllJat
:; :1 i:o
#r R= 6?= ;
IY X\, >-r^ u
'V) v t - - LJ
-t lo--r -in>
m z -jw
noZk m
:>c)
:;6 :=H
:7L U^=
ullc AYz
Q.c'? li-n
#t; 5;x
AWJ^
Vf
!m !
=<oo>
-jm<mc]
izmzc
:--.lT!(-
:4J.^
\/ - T |t v/
Ptn"i
- ^= @
tm
(n
t
ah ' I
:L
(ro \
o
g :<o>
Y. jm<u
f ;zmU
R P>fr*i
= rf-w
J ):vr
(ollm
- (h
:
=.
g)
=.
f,
(-
:E
fi
t-
z
m
Po
a
a
-1
m
a
m
v-' v)
\/ lll
:EO
-oJ
io
oz
Z -.1
en
^ )>
y 6<
@ =>
z mn
t <nl
' -ur
a)
3?
T trl
7z
r-J
@
z
D
o
z
--t
n
r
U
m
-Tl
n
a
m
3
a'\
o
z
--J
!
-
: i :42
Xn X=-
= @ Ya!
Az " ='
d
Y
c
>o
;>
:@ TE€
YZ <Y'
-FUU/^
=h -m!'
I E t=F,
r;m l-:-r>
"'Tt-
mZ
G)
>-nn
!-Y
o5!-
JCD>
r-a)c!
'Li>;
'n "'
o
,-) h
h
9)
:l
-
F-'l
o
-
^
a
=-
f
(^
a
N
\og
rh - r
(oY
-
6 t f o
o< @ T < n
e8
E
q
2
=
rt+Q E
F
r
ozt! (J > n
--lx" D - -n
o; > n = ^
zr t ;j =
n

s*;Eea*
:nAFf1;,Ha
3
Fi
nEE€EBfrE5H=i1
*ggEi[€
gf,Hf3:ig;F
* ie
A!E {'u o -
add=a ia:!aiE 'r:€.9; ,qli*A;gEd; 3 3,
i*$
r;#A;q=sT: +da;r
e n'a;;E
*s3fi
3 d
eeiHsE=gcB*3* qu:dtd aa=gEf;f;; g E
e.='He
=9J=5
F"8Ed;E*eHfr33
F;*:q; r;tl€E;.:EF
E
qt.^9=js::q:: z oQ-n:i 3Qs;g;[i: + r]
str3srEH:i}fri
i €3ts;=
;5itrtiFi;3
+
=::;q;gs$a363
; H'EEI
;fiaeaaiEi
e =e
erd=8r6,-la=11 j:;q[= 4:F:33F-e
gg;a
gar
!
;;+
rj :H
;'q
I $$
dqggq t#
*;:+q;i;!;=;q
3E;i33i$g:6$H;$
g
-rd;.:Je:*fi;Eg
s=;:g;
i*r::!,s: Fq
s**q*€
3HSEAHF*€
Br
I
(t)
O
l
=.
f
o
o_
z
o
X
T
o
n
(D
9.
f,
(,
<o
on
-V)
rTlv/
=z
N)
T
T
-
t-
z
m
ee
-{
m
rn
o
m
v-. v)
()
m
flo
T-l
-+ a'\
oz
Z\|
o
x
,o
SPVrd==rf=;' m
+rE^q8F::":. z
ci-9{frE
=q*d g u,
F"=:€;ii :;:d 6
9sr*i:s*3s;
#
14=+AedH"9ad =
=-= .)^\;-;-*O
EaUsgiH4=T.I O
B=E*ddlaSPE i
+8: exe 3
itrrol =
:€;f#=+3=qd
e
= gj
5 n, =E o'=.'" o -
gi;glq€.]i*i
I5- q
0
6E
B :€
t-
+9 I - B I o=o d
.H X
=rr R
q,
F=
_g a = J.
q--.+ol =-' ^ *a
133
F
i +=Ed
g
J- - =:O - X'n -
P--;i-D)-YX;
-vg
o_o o.< o.< )"
go-x
n\ *- +^
d'" H::x >
f m f 9]f,
d
X P€ 5
a
= 6 ='v ^ I
::-6 U.<
E d
i d=:e"dd
di^Oxlf
- =l< c
- ) \g +A
= +Q q d a
oxg
(D'-o='o<
316 o-" 5 0)
- + +\V 7
-a \
: C O X J(D
-+
6 9+o h5 o
f +x< o_o
-\vth
P-thhv!
-= -x x d
6 d E 5X -:
9=d€i6:
=-4)r=
E--
.9 o U
9
=?= 3
g
='"<DHH
ieg=-68
{ a'=k
6I
Jt\v
'X^
Y;'< -{q *
q-'=J*o
p x *^ o +
i=: H.,6
x! J)-
..esa=*
(D
]-n Y
\< 5(, =(,
b.
7
€
T
=
z
o
E3#9F
eEBir
' =F=ffi
E=eg
Hfig
-YZfc
EE
q;
"B"ig
-{>6
EE$;
o 'o
m@c-
zm(nz
l
-.
f
o
z
o
x
T
9)
o
-Tl
o
a.
=
cI
\
-

>(t
;-{
lo
1Z
ill \
ao
a
-{
m
o
m
ll
T
-{
al
z
ll
c
\
;
X
(O
o
:l
o
c
-
=.
f
o
f
3:
qz
TC
ml3
Ij>
ge
io
=>
<4
APPENAEP
x===):xxx
z
-{
IT
n(t
no
!T
--1
>
6)-
>(t o
U>
nA
;g
av
aa\
ryz -^r
d> x -
MT A
a- mo
<: z
i= e
!i T5
of
ll> :1
z# >q
m--=
ao Ao
vn
Y'!
tr; @
ffi5
:><
z-<
mc)
TM
=z
-t
z
o
a
+xR o
gfi:lsldBsq=
'rgIri€q€[€f
*Ei8
1
ggE;*lglffigi
etEa,*Eilt
t
i+rl
*
6a=[*rec3EEi
i iqE{
['eif,
€ eEqs
+
;iE::E;*Eesfr
*gla
iigeq
;
"EEi
E
ffigg36#3,r:
i;;
iEi;}
?
;?;
EEig€s?[+tallfigeBi?ilEl
$EF sFaPi 6 qr=
fl
T
r
z
m
ao
-{
m
C]
m
v) U)
\, trl
T^
--l
-l 11
oz
Z-f
-
-.
-
C
o
o_
z
o
X
rc
o
-
N)
GAGE PRESSURE
- (PSI}
o
Fo
-r ffl
N'g)
OU)
az
J->
N
@
q
O
N
N
n
o
g.
(Jl
<o
11 m
fiv)
lz
'>
fo
-
T1
o
o
l
(n
-.1
o
I

>(t
frm
:-t
IJ
Io
.z_ 7
m _.J
Ao
a
-l
m
o
m
n
-{
z
I
€o
tx
'5
;F 6 o
*6 P m
=-
=I o @
9* =
6* 6 @.
@7 + -
Roi d m
€r o =
9a X a
.:m x x
Y.a
r-
J:
-fft.^=.
6c) { =
=-i t h
:' o X
6> 3 5
-€i
=F E
fo
6
Fn!
O*
p6
R=
!)
q)
E
a
€
fr
z
=
o
N)
:t;ai3fi Fir EE ;9=B15E
€siilaig +3i =tr H*s6;t:
'€3
;3BE
=36
-
! =ialiuS
SaEaii
E;r s 4P
F;i=
ag3g*;
$;i
3
;il;:;5;
ere+!=
3iI i H:t8i;
;gaai
*3: H
:t=al'-6
s
3*rg 3fi 3 |agiFi
€E3
: !i r;en:=E
='=o
6: g 3
--A
c
o
-
=-
-
-
o
z
o
X
T
o
o) (n 5(l)
-
\
5
t
o
t'
=
(,
o
Fo
,m
xE
az
J->
=g13
ii*a
g+i:[*
fiflA*iliBgiBFsniiu
E
E?
*;q
iffiiiiggg
'gulEEiu
l*ii*'fl€
fr
-
tH4 il#*; de-*d; (
+*a s[:q;*e*fE
;]iEiiEfiEEAi;i1
s
l.q
g fr€
sr i:r; qq F
q=
dilee d *;a:;E
q i i
[;.g
gE;;
at1ggA
ilg*eEE=
+iq'e-ae
e
;il .i.[[
g$i:t
A:;ai:6;
:FisiFs
t
[3E
a3:
ea&;a
qnraE:t
E
:i*fa[$ i
g;i
3*e
;1;;F
1;;I[EE E
'i[3g;€
f_
*a* ;
q
F 4aufri 3:
q[E
a:
d iinuE
d +e
a$i
;:; E;;ae
*;*sa*;
cdc;}r
r t?
o
=
-.
=
C
o
a
z
o
x
-T1
o
T1
CD
9..
o
=
Ctl
\
C'l
-

3?c
! flfiH
ilF
nrgig
EEii3Eii
isl
,iFl}
sEi13
T
E,
tEE
;;r
Egi€gliiiiiliig*l[iuilng
iase;trg*
3 fiiiFflEtaus
: c=;cilH1
E
5?
A;ig=iacs
7
Hcaiai+5i*F
E
su'ic$:r
aliEiiiEi
iEEigEEiIEEI
*lI:
iE.lEi
2;
teili;$1;;Aii;*cgFAiliilEE?A.7*
fi =*Eiilgi*
*;iE*Ea*Fa
;u=;i:13
En
eia=i
lll liA*iifl[gi
ei::::
ia
6
E-
;:*;ge*:
la;g;*;ig*
'3;*:;sg
3?
\
\
-
-
!
n
o
^'
f
(,
'T1
o
a.
:
ul

>a
n lIl
4^
i \/
lo
*z
rrr_rl
Ao
U)
-l
m
@
o
m
tilT
'J
x^
\JV
a
g
m
z
-1
t-
z
m
a
!<om
cDtz
<P<o
.y>mz
u':-2^
>a<
;<>
'n1-
-J-
- lll a-
il<=
-n
<n<
>m>
<;E
ilrii c
lt
c
o
\
N
a
U)
o
a
J
-
T
-.1
rl,,
/t\
o
Fo
--l lTl
8E
?<
3t 22Ci=2
RF -r==gf
FE =SilF
s 9q =
a\
n
o
a.
f
C'I
=>
=i
v-l
oI
>c
dH
T
<oi
s.>o
ma\-
--1 m a-
s-<
za
ofl
-m
> ..i
tz
f- ,rtb
7/s|
,_:\
os:
,$y
<o
a\m
vi;
t-l v/
mv/
;z
.>
N)
I
T
T
T-
z
m
Ao
a
cn
-l
m
a
U
m
u)a
|.)
m
no
Tl
--r
o
oz
Z!
ile=ii*-
=alaas:
cii$[[ff{[i{*r
;
E
filiii1iE al*i*g E
'ie;+*iiii3!
i;
n
a
a*i;s;;::;iiaEq;q+fi;e;;;Eit
d
g;;il'Sr
fiEEl;
' Fiii[lfiE[igii
A
Ei*;a€ililEiEr[;iiiEEl;reaE
'al1E;ti
1g*gi
;r;eia:#e;
Fra
r
e*:l;e* H;lli ;3:3fi
*iFIieIi
a
-t]
@
l
(n
\1
o)
-

>u)
=m
#-r
IO
z.z
ill \
ao
-1
m
a
O
m
n
T
z
E
m
FO
,m
8E
?=
sx
laEE;
s$ii
Aalr;lrs
iHe=;
F
Eq;igfi$ €[
E
f?;F
ii?E
+Esi:{frfr
; irl*
p
Ad€g3it
i;,
! ii=:
*gi;
IBin;e*:
2
ggiI
i
5q5-= f,i
e sEs
's I P
sleg
*i*[ Flsiffiie
A=;:
i F
e'Ei F
g8
s:;s*;st€gEi;ig;fr;11
5
1 ei tr : Frul
.qr*i
rtiFili?;
=
tlq
r
s =5 3 gE;$
;ii fiffife;f
3gt
e *;
*s
*Ei
g:3giilf
i;
i
q)
a sg*
SJ: :-qEf,;: +=:
cg)
I l3E ssl eiEi;ae
1qE
J l-14 (D
= f JJf f Y.o =l f o
o a o-= o_(o a. oo(o o = o-;- o D =
-
-{
\
o
T
o
a
f,
(tl
<o
/^r m
mv/
lz
'>
N)
-
P
n
-u
r
z
m
Po
a
-l
m
o
m
v'v)
\/ lll
flo
!-{
--{ n
oz
Z-l
UI
{
z
I
u
o
o
z
o
U)
6
i
:
c
o
o_
E=*
=ra'
a*cq
'
Fll lia
EEg
?,Eg
igiiiigliiiBiaF;,qig-g
i l1
iigl
gi:i
i rE
rtu
fia
=g1
6
1[
ltgi*iei
a
iE
,ia
EE
*u[
Ea
*BgE
lil ll g1
Bs
g
u
o
s.
9.
l
\
l
I

s$*fag:gs€qi
.<J
gi'*isttryHEiq
El;
-g;sgf;;
r
E:es=i
iFiieg
€is
F
fr
n?
eifr
$-fi ifi
$g fi
i!::;3 E;;:f,*
iga
?
2 4
laa [*;*Hi+
n
a*C+c
:,;s[s']e
H
i f
+e*
!a+nr*e
'lii$ls
l$g$[l
gi
ig ;
$cd ?Hid3$;
l:i[: FFlE;r :E
! z
-;fi
[;;:;H
$ il;ql ;; l#:$ il i o
i;eeleeigi;i*e3[IEgfil{ea=*
il ii.;$rg; ca*aa
q# ?=
N
. g
F+4ilg5"
E
E;g$Alig"
H
I Hfi
;1;+ne
a
;r;+a:*e
1i=[gj.6?13
EZ
i#
;tr:;eg 3 H.:3Einq$
* ilid6eS+3
=e
il H
rn5=
- 3 5s:a*ii* [ ga$*n-'era
e L r
ii
;iE
+
q
::Hi;a+i
=,:[iqf,l+Es
q
H
s $;a;
; E
uElFi:l;
E i*;€;=;ai 3
,
i FE;; i e Eg$IFil
$a+fr*H=q*
z t
s Isfi-n:a us=*-4r5
Ee$=:iag::=
t^
$ []fls
? ;gi[i;a
a;i*ili;r
e a
Hiig; *t
iraq: a+i;sqrir5
H
CaF;
,i €5-+uiA4 ':fi1,*:1e o
:
q3.
F etiilic
-illi;A[ii
i:
Ag*b
I F;ss;e, s
a$tr.
a:
q e<
!
!
(/)
I
I
-\l
-{
N)
t
(D
a
=
(tl
n
o
a
f
(n

I I X/^
ac) =fti
*
= @ i-
rz fr>
H il r-
U
i{@
= F E
cma
6@o
Im
mOto
t9o
: -*. ll
J-
AU
J 3 =
f=lJ
CZ
o
-
\
\
>.
7
€
T
z
2
o
q3
nP
6 P ;'i rr cr)
.^-
srD6!o
==1r^ = grrur<
qo=;V 6 mmcm
6.n6<T n ogoz
F+AAE B 9ES=
3€d:4 I =TEt
$t=;n l 3*El
6sa;s
f, Pg;#
:ge" f. $ip
iqa 1
.j E4=
,l
6rQ fr oa
E+ar
g 8=x
lq,P'a 7 969
;*il f 3#i
:41, s, d -'r1
3qi;
fr E*i
gqFs
? FAE
=El8 +
d€.= :
-O+
-.rn m -
U
E^
-r lTl
OA
a7
J>
:D
o
^
f
(,