Chapter 1 Fundamental And Basic Concept DDC Wiring
User Manual: DDC
Open the PDF directly: View PDF
.
Page Count: 36

Chapter-7 Direct Digital Controllers (DDC) Wiring
7-1
Chapter-7 Direct Digital Controllers (DDC) Wiring
Direct Digital Controller (DDC) input output terminal wing
. Fan Coil Unit control DDC Controller (Model: UFC0882L)
- FCU Control(with valve)
.. Description
DDC Controller(Model: UFC0882L) Fan Coil Unit(FCU) control
LONMARK® Functional Object type 8020
ဤ controller Cooling Only Application configure
FCU capacity control

HVAC Control and Building Automation Systems
7-2
On/Off type actuator valve (open) FCU
capacity control
-() Valve Open Control
-() Valve Close Control
.. DDC Terminal Block Assignment UFC0882L
Terminal Block () TB1 TB6 TB8 terminals TB3 TB
8
Terminal
Block No
Label
Description
Remark
TB1
AC24V
24 VAC Input(L)
COM
24 VAC Input(N)
TB2
TO4
On/Off Valve control(DO)
Only for Type 1 FCU
TO6
FCU Start/Stop control(DO)
TB4
UI1
FCU On/Off status(DI)
COM
Com for UI1 & UI2
UI2
FCU Mode status(DI)
UI3
FCU Trip status(DI)
COM
Com for UI3 & UI4
UI4
FCU Water leakage status(DI)
TB5
UI5
FCU Valve status(DI)
Only for Type 1 FCU
COM
Com for UI5 & UI6
UI6
Return Air Temperature(AI)
Only for Type 1 FCU
TB6
N+
Network wire from previous DDC
N-
Network wire from previous DDC
N+
Network wire to next DDC
N-
Network wire to next DDC

Chapter-7 Direct Digital Controllers (DDC) Wiring
7-3
.. DDC Layout & Wiring Diagram
NOTE:
1) # RETURN AIR SENSOR(AI) & VALVE CONTROL(DO) ONLY APPLICABLE FOR TYPE 1 FCU
2) EACH COM TERMINAL TO BE SHARED BY 2 UI TERMINALS
3) ALL DIGITAL OUTPUTS ARE 24 Vac TRIAC OUTPUTS
-
. Fan Controller DDC(Model U6F2484L)
DX/FCU Control
S/S = Start/Stop control
ST = On/Off status
TA = Trip Alarm -
A/M= Auto/Manual status

HVAC Control and Building Automation Systems
7-4
.. Description
DDC fan () control Fan
control LONMARK®
ဤ controller DX unit FCU control monitor configure
Fan Controller DX unit FCU control
.. DDC Terminal Block Assignment(UGM2484L)
Terminal
Block No
Label
Description
Remark
TB0
+24V
24 VAC Input(L)
COM
24 VAC Input(N)
TB1
AO1
Analog Output 1
AO channels to be
commanded via binding
COM
Com terminal for AO1 & AO2
AO2
Analog Output 2
AO3
Analog Output 3
COM
Com terminal for AO3 & AO4
AO4
Analog Output 4
TB2
UI1 UI4
Universal Inputs 1-4
COM
2 COM Terminals for UI 1-4
Each com shared by 2 UI
TB3
UI5 UI8
Universal Inputs 5-8
COM
2 COM Terminals for UI 5-8
Each com shared by 2 UI
TB4
UI9 UI12
Universal Inputs 9-12
COM
2 COM Terminals for UI 9-12
Each com shared by 2 UI
TB5
UI13 UI16
Universal Inputs 13-16
COM
2 COM Terminals for UI 13-16
Each com shared by 2 UI
TB6
UI17 UI20
Universal Inputs 17-20
COM
2 COM Terminals for UI 17-20
Each com shared by 2 UI
TB7
UI21 UI24
Universal Inputs 21-24
COM
2 COM Terminals for UI 21-24
Each com shared by 2 UI
TB8
P3
High/Low frequency Pulse Input 1
COM
Com terminal for P3 & P4
P4
High/Low frequency Pulse Input 2
TB9
TO1-TO8
Digital Output 1 - 8
DO channels to be
commanded via binding
TB10
N+
Network wire from previous DDC
N-
Network wire from previous DDC
N+
Network wire to next DDC
N-
Network wire to next DDC

Chapter-7 Direct Digital Controllers (DDC) Wiring
7-5
.. DDC Layout & Wiring Diagram
-
. FAN CONTROL DDC U8F2484L
- Type 1. M/V Fan Control

HVAC Control and Building Automation Systems
7-6
.. Description
DDC fan control LONMARK®
ဤ Mechanical Ventilation Fan control configure
- M/V Fan Control & General Digital Input monitoring
.. DDC Terminal Block Assignment(U8F2484L)
Terminal
Block No
Label
Description
Remark
TB0
+24V
24 VAC Input(L)
COM
24 VAC Input(N)
TB2
UI1 UI4
Digital Inputs 1-4(DI)
COM
2 COM Terminals for DI 1-4
Each com shared by 2 DI
TB3
UI5 UI8
Digital Inputs 5-8(DI)
COM
2 COM Terminals for DI 5-8
Each com shared by 2 DI
TB4
UI9 UI12
Digital Inputs 9-12(DI)
COM
2 COM Terminals for DI 9-12
Each com shared by 2 DI
TB5
UI13 UI16
Digital Inputs 13-16(DI)
COM
2 COM Terminals for DI 13-16
Each com shared by 2 DI
TB6
UI17 UI20
Digital Inputs 17-20(DI)
COM
2 COM Terminals for DI 17-20
Each com shared by 2 DI
TB7
UI21 UI24
Digital Inputs 21-24(DI)
COM
2 COM Terminals for DI 21-24
Each com shared by 2 DI
TB9
TO1
Digital Output 1(Fan 1)
TO2
Digital Output 2(Fan 2)
TO3
Digital Output 3(Fan 3)
TO4
Digital Output 4(Fan 4)
TO5
Digital Output 5(Fan 5)

Chapter-7 Direct Digital Controllers (DDC) Wiring
7-7
TO6
Digital Output 6(Fan 6)
TO7
Digital Output 7(Fan 7)
TO8
Digital Output 8(Fan 8)
TB10
N+
Network wire from previous DDC
N-
Network wire from previous DDC
N+
Network wire to next DDC
N-
Network wire to next DDC
.. DDC Layout & Wiring Diagram
NOTE: ALL DIGITAL OUTPUTS ARE 24 Vac TRIAC OUTPUTS
-

HVAC Control and Building Automation Systems
7-8
. Constant Air Volume(CAV) AHU Controller(UAH1464L)
-
.. Description
Constant Air Volume(CAV) AHU DDC controller( control
Inputs
UAH1464L model controller Universal input () a Digital inputs ()
(connect)
UAH1464L sensor
() Digital Inputs(Dry contacts)
Selector mode status
Smoke detector status
On/Off status
General dry contacts

Chapter-7 Direct Digital Controllers (DDC) Wiring
7-9
Trip status
() Universal Inputs (0-5 Vdc/4-20mA/ NTC 10K temperature/Dry contacts)
Temperature sensors
Chilled water flow rate
Valve position
Universal inputs
Analog Input monitoring abnormal sensor reading First order Low Pass
Filter method
Where, Vnew = New reading to be updated in DDC
Vold = Old reading updated in DDC
Vin = Sensor reading,
C = constant (0.0~ 1.0)
- AHU CONTROLLER DDC UAH1464L
Outputs
UAH1464L controller Digital Outputs(24 Vac Triac) Analog Outputs(0-10 Vdc or 4-
20mA) output signal
(1) Digital Output
Digital output channels () channel 1 DO control 2 DO control
configure
AHU Start/Stop (Individual schedule or manual control)
DO 1 Start/Stop(Individual schedule manual control)
DO 2 Start/Stop(Individual schedule manual control)

HVAC Control and Building Automation Systems
7-10
Fresh air damper Open/Close control/Floating control
Re-heater On/Off control
(2) Analog Output
2 nos. of Analog output channels, these are
AHU Variable Speed drive control
AHU Chilled water valve control (cooling )
AHU Heated water valve control (heating )
.. DDC Terminal Block Assignment(UAH1464L)
Terminal Blocks TB1 TB6 TB8 terminals
Terminal
Block No
Label
Description
Remark
TB8
+24V
24 VAC Input(L)
COM
24 VAC Input(N)
TB3
TO1-TO6
Digital Output 1 - 6
Only TO1 is used.
TB4
AO1
Analog Output 1
Only AO2 is used.
COM
Com terminal for AO1 & AO2
AO2
Analog Output 2
AO3
Analog Output 3
COM
Com terminal for AO3 & AO4
AO4
Analog Output 4
TB1
N+
Network wire from previous DDC
N-
Network wire from previous DDC
N+
Network wire to next DDC
N-
Network wire to next DDC
TB6
UI1
Universal Input 1
COM
COM Terminal for UI 1-2
UI2
Universal Input 2
UI3
Universal Input 3
COM
COM Terminal for UI 3-4
UI4
Universal Input 4
UI5
Universal Input 5
COM
COM Terminal for UI 5-6
UI6
Universal Input 6
UI7
Universal Input 7
COM
COM Terminal for UI 7-8
UI8
Universal Input 8
TB5
UI9
Universal Input 9

Chapter-7 Direct Digital Controllers (DDC) Wiring
7-11
COM
COM Terminal for UI 9-10
UI10
Universal Input 10
UI11
Universal Input 11
COM
COM Terminal for UI 11
TB2
DI1
Digital Input 1
COM
Com terminal for DI 1& DI 2
DI2
Digital Input 2
DI3
Digital Input 3
COM
Com terminal for DI 3
.. DDC Layout & Wiring Diagram CAV AHU
-

HVAC Control and Building Automation Systems
7-12
Valve Interlock with AHU status
-
.. CAV AHU Typical Sensor Termination
TYPICAL SENSOR TERMINATION
-

Chapter-7 Direct Digital Controllers (DDC) Wiring
7-13
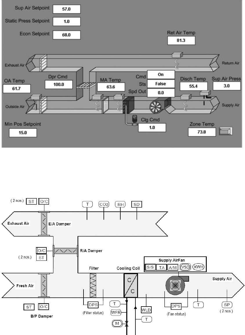
. VAV AHU Controller Control Logic
- Building Automation System(BAS) AHU graphic
Building Automation System ၌ AHU graphic
AHU Direct Digital Controller(DDC) Control logic
Building Automation System
- () Air Handling Unit field device Input Output

HVAC Control and Building Automation Systems
7-14
Legend
ST: On/Off status
TA: trip alarm
A/M: Auto/Manual mode
SD: Smoke detector
DPS: Differential pressure
switch
WLD: Water leakage Detector
T: Temperature
SP: Static pressure
RH: Relative Humidity
WFR: water flow rate
KWH: kilo-watt hour
S/S: Start/Stop control
VSD: variable speed drive
M: motorised actuator
O/C: Open/Close control
- Air Handling Unit field device Input Output Legend
.. Description of DDC Inputs and Outputs
Variable Air Volume (VAV) AHU control application Direct
Digital Controller (DDC) model UAH2484L
Direct Digital Controller (DDC) Input
Direct Digital Controller(DDC) UAH24842L Input
(1) Digital Input(Dry contacts)
Direct Digital Controller(DDC) UAH24842L Digital Input () (connect)
- VAV AHU controller Input Output
Chapter-7 Direct Digital Controllers (DDC) Wiring
7-15
VAV AHU controller control logic
Digital Input
Selector mode status
On/Off status
Trip status
Smoke detector status(maximum 4 nos.)
General dry contacts(maximum 8 nos.)
(2) Analog Input(0-5 Vdc/4-20mA/ NTC 10K temperature)
Direct Digital Controller(DDC)UAH24842L Analog Input () (connect)
Analog Input
Temperature sensors(maximum 4 nos.)
Static Pressure
Chilled water flow rate
CO2
Universal Input(maximum 5 nos.)
Analog Input monitoring (abnormal) sensor reading
Where,
Vnew = New reading to be updated in DDC
Vold = Old reading updated in DDC
Vin = Sensor reading,
C = constant(0.0~ 1.0)
(3) Pulse Input
Direct Digital Controller(DDC) UAH24842L pulse Input () (connect)
pulse width Accumulated counter
(value) 0 1,999,999,999 (display)
Output
Direct Digital Controller (DDC) UAH24842L Digital Output(24 Vac Triac) & Analog
Output(0-10 Vdc or 4- 20mA)
Variable Air Volume (VAV) AHU DDC Layout Wiring Diagram

HVAC Control and Building Automation Systems
7-16
- Variable Air Volume (VAV) AHU DDC Layout Wiring Diagram
(4) Digital Output
Direct Digital Controller(DDC)UAH24842L Digital output channel ()
Channel Digital Output control () configure
AHU /
AHU Start/Stop(Individual schedule or manual control)
/
Fan 1 Start/Stop(Individual schedule manual control)(used as By pass damper control )
/
Fan 2 Start/Stop(Individual schedule manual control)
Return air damper /
Return air damper Open/Close control(interlock with AHU operation)
Exhaust air damper /
Exhaust air damper Open/Close control(interlock with AHU operation)
Variable Air Volume (VAV) AHU Typical Sensor Termination

Chapter-7 Direct Digital Controllers (DDC) Wiring
7-17
- Variable Air Volume(VAV)AHU Typical Sensor Termination
(5) Analog Output
Direct Digital Controller(DDC) UAH24842L Analog output channel
AHU Variable Speed Drive(VSD) control
AHU chilled water valve control
.. DDC Terminal Block Assignment (UAH2484L)
Terminal Block () TB1 TB6 TB8 terminal
Terminal
Block No
Label
Description
Remark
TB0
+24V
24 VAC Input(L)
COM
24 VAC Input(N)
TB1
AO1
Analog Output 1
COM
Com terminal for AO1 & AO2
AO2
Analog Output 2
TB2
UI1 UI4
Universal Input 1-4

HVAC Control and Building Automation Systems
7-18
COM
2 COM Terminals for UI 1-4
Each com shared by 2 UI
TB3
UI5 UI8
Universal Input 5-8
COM
2 COM Terminals for UI 5-8
Each com shared by 2 UI
TB4
UI9 UI12
Universal Input 9-12
COM
2 COM Terminals for UI 9-12
Each com shared by 2 UI
TB5
UI13 UI16
Universal Input 13-16
COM
2 COM Terminals for UI 13-16
Each com shared by 2 UI
TB6
UI17 UI20
Universal Input 17-20
COM
2 COM Terminals for UI 17-20
Each com shared by 2 UI
TB7
UI21 UI24
Universal Input 21-24
COM
2 COM Terminals for UI 21-24
Each com shared by 2 UI
TB8
P3
Pulse Input
Only P3 is used.
COM
Com terminal for P3 & P4
P4
Pulse Input
TB9
TO1-TO8
Digital Output 1 - 8
Only TO1,3,5,6 are used.
TO3 not used for Tower 1
TB10
N+
Network wire from previous DDC
N-
Network wire from previous DDC
N+
Network wire to next DDC
N-
Network wire to next DDC
.. AHU Control Logic
AHU operating mode ()
()
Purge mode
()
Alarm mode
()
Normal operation mode
()
Manual control mode
()
Bypass damper control
() Purge mode
Purge mode AHU
Network purge network purge mode enable
controller
Controller output ) controlled device
On/Off (type) exhaust air damper (set to open)
On/Off (type) return air damper (set to close)
Chapter-7 Direct Digital Controllers (DDC) Wiring
7-19
AHU supply air fan (run) Fan speed set point
Modulating (type) chilled water valve (set to 0%)
() Alarm mode
AHU
AHU
Blower VSD speed
Return air damper (set to close)
AHU chilled water valve (fully close) return air
damper (open) Exhaust air damper (close)
() Normal operation mode
(start/stop) (manually)
schedule
AHU DDC mode selection switch selector switch
Auto mode Mode selection switch
selector switch local mode DDC
() Manual control Mode
On/Off (type) exhaust air damper (set to close)
On/Off (type) return air damper (set to open)
AHU supply air fan fan speed static pressure setpoint
PID algorithm output contol singal VSD
Modulating (type) chilled water valve cooling set point PID
algorithm output contol singal modulating actuator
AHU
On/Off type Exhaust air damper (set to close)
On/Off type return air damper (set to open)
VSD output 0 % (set to 0 %)
Valve output 0 % (set to 0 %)
() Bypass damper control
Bypass damper control AHU interlock
(open/close) manually

HVAC Control and Building Automation Systems
7-20
Chilled water valve control
modulating type chilled water valve control
Actuator 0~10 Vdc control signal
Temperature setpoint default PID parameter
default setpoint
Supply air temperature control PID loop
Proportional band default value
Dead band default value
-Modulating valve control
-Temperature control
Integral default value derivative constant default value 0
( PI control )
Supply Fan Variable Speed Drive (VSD) control
Variable Speed Drive(VSD) control Output
Signal 0~10 Vdc
Temperature setpoint default PID parameter
Default setpoint
Minimum supply air static pressure control PID loop
Sensor range
Proportional band default value
Dead band default value
Integral default value derivative constant default value
( PI control )

Chapter-7 Direct Digital Controllers (DDC) Wiring
7-21
- VSD control
- Static Pressure Control
. VAV Box DDC Controller(Model: UAV0520L)
.. Description
UAV0520L Variable Air Volume(
ဤ controller cooling only
application configure space temperature set
set-point DDC controller
Floating type damper actuator
cool air space
damper cool air
DDC controller airflow rate
control set-point temperature
Cooling Maximum
Flow Cooling Minimum Flow
VAV Box controller program ၌
ထည့္ေပးရန္လိုသည္။
-
.. Control of Pressure Independent VAV Operation
- Note:(

HVAC Control and Building Automation Systems
7-22
- Air Flow Maximum Flow Minimum Flow
.. DDC Terminal Block Assignment(UAV0520L)
Terminal Blocks () TB1 TB6 NET terminals
Terminal
Block
Label
Description
TB1
COM
24 VAC Input(N)
24V
24 VAC Input(L)
TB2
MO
Motor Open(Triac output for Damper open control)
24V
24 VAC output to damper actuator
MC
Motor Close(Triac output for Damper close control)
TB3
RV1
Not used
RV2
Not used
RV3
Not used
TB4
24V
Not used
FAN
Not used
TB5
COM
Common(Ground) for Thermostat
+5V
+5 VDC Power Supply for Thermostat
TS
Space Temperature Sensor input
T/O
Set point adjustment input from Thermostat
EXT
Not used
TB6
+5
+5 VDC Power Supply for Occupancy Detector(If connected)
OD
Occupancy Detector Input from sensor
COM
Common(Ground)
NET
N+
Network Input
N-
Network Output

Chapter-7 Direct Digital Controllers (DDC) Wiring
7-23
N+
Network Input
N-
Network Output
.. DDC Layout and Wiring Diagram
-
. Lighting Controller DDC(ULC0882L)
.. Description
ULC0882L Lighting controller Program
LONMARK® standard ULC0882L modle DDC controller configured to
Lighting DB control DB On/Off status monitor
Universal inputs () monitor ULC0882L connecte
sensor
()
Digital Inputs(Dry contacts)
()
Analog Inputs(4-20mA)
()
Analog Inputs(0-5 Vdc)
()
Temperature sensors(NTC 10K Thermistor, -15°C to
100°C)
ဤ Dry contact digital input
.. Output channels
Controller Digital Outputs(maximum 8 nos. 24 Vac Triac) Analog Outputs
(maximum 2 nos. 0-10 Vdc) command
ဤ Digital Output(DO)

HVAC Control and Building Automation Systems
7-24
- DI = Digital Input and DO = Digital Output
Terminal Blocks () TB1 TB6 TB8 terminals
.. DDC Terminal Block Assignment (ULC0882L )
Terminal
Block No
Label
Description
Remark
TB1
AC24V
24 VAC Input(L)
COM
24 VAC Input(N)
TB2
TO1-TO8
DO Channels 1-8
TB3
AO1-AO2
AO Channels 1-2
TB4
UI1
Universal Input 1
All UI are digital inputs
COM
Com for UI1 & UI2
UI2
Universal Input 2
UI3
Universal Input 3
COM
Com for UI3 & UI4
UI4
Universal Input 4
TB5
UI5
Universal Input 5
COM
Com for UI5 & UI6
UI6
Universal Input 6
UI7
Universal Input 7
COM
Com for UI7 & UI8
UI8
Universal Input 8
TB6
N+
Network wire from previous DDC
N-
Network wire from previous DDC
N+
Network wire to next DDC

Chapter-7 Direct Digital Controllers (DDC) Wiring
7-25
N-
Network wire to next DDC
.. DDC LAYOUT & WIRING DIAGRAM
NOTE: 1) EACH COM TERMINAL TO BE SHARED BY 2 UI TERMINALS
2) ALL DIGITAL OUTPUTS ARE 24 Vac TRIAC OUTPUTS
3) ALL ANALOG OUTPUTS ARE 0-10 Vdc
-

HVAC Control and Building Automation Systems
7-26
.. Typical Sensor Termination
-
ULC0882LT7V1
DDC internal schedule Lighting Distribution Board(
DDC Lighting DB () status Start/Stop control
-
ULC0882LT7V2
Male/Female toilet lighting control
Toilet ၌ Occupancy detector CAV controller(E1/E2) (connect)

Chapter-7 Direct Digital Controllers (DDC) Wiring
7-27
Toilet lighting ( Occupancy status changes
unoccupied status (delay) Toilet lighting
-
. GENERAL MONITORING DDC UGM0882L
.. Description
Universal inputs () monitor
UGM0882L (connect) sensors
()
Digital Inputs(Dry contacts)
()
Analog Inputs(0-5 Vdc)
()
Analog Inputs(4-20mA)
Analog Input monitoring abnormal sensor reading
First order Low Pass Filter method
Where, Vnew = New reading to be updated in DDC
Vold = Old reading updated in DDC
Vin = Sensor reading,
C = constant(0.01~ 0.99)(Refer to
SCPTdebounce
)
()
Pulse Inputs(minimum pulse width 500 ms)(0-9999 counts)
Note: Accumulated counter value is saved in battery backed up RAM in the DDC;
this value will be kept if DDC power is recycled.
()
Temperature sensors(NTC 10K Thermistor, -15°C to 100°C)
Output channels
Other controllers via binding can command Digital Outputs(maximum 8 nos. 24 Vac
Triac) & Analog Outputs(maximum 2 nos. 0-10 Vdc) of UGM0882L.

HVAC Control and Building Automation Systems
7-28
-
There are total 7 Terminal Blocks, TB1 to TB6 & TB8 terminals.
.. Terminal Block Assignments(UGM0882L)
Terminal
Block No
Label
Description
Remark
TB1
AC24V
24 VAC Input(L)
COM
24 VAC Input(N)
TB2
TO1-TO8
DO Channels 1-8
DO channels to be
commanded via binding
TB3
AO1-AO2
AO Channels 1-2
AO channels to be
commanded via binding
TB4
UI1
Universal Input 1
COM
Com for UI1 & UI2
UI2
Universal Input 2
UI3
Universal Input 3
COM
Com for UI3 & UI4
UI4
Universal Input 4
TB5
UI5
Universal Input 5
COM
Com for UI5 & UI6
UI6
Universal Input 6
UI7
Universal Input 7
COM
Com for UI7 & UI8
UI8
Universal Input 8
TB6
N+
Network wire from previous DDC

Chapter-7 Direct Digital Controllers (DDC) Wiring
7-29
N-
Network wire from previous DDC
N+
Network wire to next DDC
N-
Network wire to next DDC
.. Typical Sensor Termination
DDC LAYOUT(Controller Model UGM0882L )
NOTE: 1) EACH COM TERMINAL TO BE SHARED BY 2 UI TERMINALS
4) ALL DIGITAL OUTPUTS ARE 24 Vac TRIAC OUTPUTS
5) ALL ANALOG OUTPUTS ARE 0-10 Vdc
-

HVAC Control and Building Automation Systems
7-30
.. DDC LAYOUT & WIRING DIAGRAM
TYPICAL SENSOR TERMINATION
-
. General Monitoring DDC UGM2484L
.. Description
UGM2484L is General Monitoring controller
Maximum 24 nos. of Universal inputs monitor 2 nos. of High frequency Pulse inputs
UGM24842L controller (connect) I/O point
()
Digital Inputs (Dry contacts)
()
Analog Inputs (0-5 Vdc)
()
Analog Inputs(0-20mA)
Analog Input monitoring abnormal sensor reading First order
Low Pass Filter method is used to

Chapter-7 Direct Digital Controllers (DDC) Wiring
7-31
Where, Vnew = New reading to be updated in DDC
Vold = Old reading updated in DDC
Vin = Sensor reading,
C = constant(0.01~ 0.99)(Refer to SCPTdebounce)
()
Low Frequency Pulse Inputs(counter value 0-9999)
(minimum pulse width 500ms)
()
High Frequency Pulse Inputs(counter value 0-1,999,999,999)
(minimum pulse width 50ms) (Only for terminal P3&P4)
Note: Accumulated counter value is saved in battery backed up RAM in the DDC;
this value will be kept if DDC power is recycled.
()
Temperature sensors(NTC 10K Thermistor, -15°C to 100°C)
()
Temperature sensors(Platinum 1K RTD type)(Only for UI17-UI24)
.. Output channels
Other controllers via binding can command Digital Outputs(maximum 8 nos. 24 Vac Triac)
& Analog Outputs(maximum 4 nos. 0-10 Vdc/0-20 mA) of UGM2484L.
-
.. DDC Terminal Block Assignment(UGM2484L)
Terminal
Block No
Label
Description
Remark
TB0
+24V
24 VAC Input(L)
COM
24 VAC Input(N)
TB1
AO1
Analog Output 1
AO channels to be commanded
via binding
COM
Com terminal for AO1 & AO2
AO2
Analog Output 2
AO3
Analog Output 3

HVAC Control and Building Automation Systems
7-32
COM
Com terminal for AO3 & AO4
AO4
Analog Output 4
TB2
UI1 UI4
Universal Inputs 1-4
COM
2 COM Terminals for UI 1-4
Each com shared by 2 UI
TB3
UI5 UI8
Universal Inputs 5-8
COM
2 COM Terminals for UI 5-8
Each com shared by 2 UI
TB4
UI9 UI12
Universal Inputs 9-12
COM
2 COM Terminals for UI 9-12
Each com shared by 2 UI
TB5
UI13 UI16
Universal Inputs 13-16
COM
2 COM Terminals for UI 13-16
Each com shared by 2 UI
TB6
UI17 UI20
Universal Inputs 17-20
COM
2 COM Terminals for UI 17-20
Each com shared by 2 UI
TB7
UI21 UI24
Universal Inputs 21-24
COM
2 COM Terminals for UI 21-24
Each com shared by 2 UI
TB8
P3
High/Low frequency Pulse Input 1
COM
Com terminal for P3 & P4
P4
High/Low frequency Pulse Input 2
TB9
TO1-TO8
Digital Output 1 - 8
DO channels to be commanded
via binding
TB10
N+
Network wire from previous DDC
N-
Network wire from previous DDC
N+
Network wire to next DDC
N-
Network wire to next DDC

Chapter-7 Direct Digital Controllers (DDC) Wiring
7-33
.. DDC Layout & Wiring Diagram
-

HVAC Control and Building Automation Systems
7-34
.. Typical Sensor Termination
-
-End-
Chapter-7 Direct Digital Controllers (DDC) Wiring
7-35
Contents
. Fan Coil Unit control DDC Controller (Model: UFC0882L) ................... 1
.. Description ........................................................................................................................................ 1
.. DDC Terminal Block Assignment UFC0882L........................................................................................ 2
.. DDC Layout & Wiring Diagram .......................................................................................................... 3
. Fan Controller DDC(Model U6F2484L) ................................................................................ 3
.. Description ........................................................................................................................................ 4
.. DDC Terminal Block Assignment(UGM2484L) ...................................................................................... 4
.. DDC Layout & Wiring Diagram .......................................................................................................... 5
. FAN CONTROL DDC U8F2484L .......................................................................................... 5
.. Description ........................................................................................................................................ 6
.. DDC Terminal Block Assignment(U8F2484L) ....................................................................................... 6
.. DDC Layout & Wiring Diagram .......................................................................................................... 7
. Constant Air Volume(CAV) AHU Controller(UAH1464L) ........................................................ 8
.. Description ........................................................................................................................................ 8
.. DDC Terminal Block Assignment(UAH1464L) ...................................................................................... 10
.. DDC Layout & Wiring Diagram CAV AHU.......................................................................................... 11
. VAV AHU Controller Control Logic ................................................................ 13
.. Description of DDC Inputs and Outputs ............................................................................................. 14
.. DDC Terminal Block Assignment (UAH2484L) ..................................................................................... 17
.. AHU Control Logic ............................................................................................................................ 18
. VAV Box DDC Controller(Model: UAV0520L) ..................................................................... 21
.. Description ...................................................................................................................................... 21
.. Control of Pressure Independent VAV Operation ................................................................................ 21
.. DDC Terminal Block Assignment(UAV0520L) ...................................................................................... 22
.. DDC Layout and Wiring Diagram ....................................................................................................... 23
. Lighting Controller DDC(ULC0882L) ............................................................................... 23
.. Description ...................................................................................................................................... 23
.. Output channels ............................................................................................................................... 23
.. DDC Terminal Block Assignment (ULC0882L ) .................................................................................... 24
HVAC Control and Building Automation Systems
7-36
.. DDC LAYOUT & WIRING DIAGRAM ................................................................................................... 25
.. Typical Sensor Termination ............................................................................................................. 26
. GENERAL MONITORING DDC UGM0882L ......................................................................... 27
.. Description ..................................................................................................................................... 27
.. Terminal Block Assignments(UGM0882L) ........................................................................................... 28
.. Typical Sensor Termination ............................................................................................................. 29
.. DDC LAYOUT & WIRING DIAGRAM ................................................................................................... 30
. General Monitoring DDC UGM2484L ................................................................................ 30
.. Description ...................................................................................................................................... 30
.. Output channels ............................................................................................................................... 31
.. DDC Terminal Block Assignment(UGM2484L) ..................................................................................... 31
.. DDC Layout & Wiring Diagram ........................................................................................................ 33
.. Typical Sensor Termination ............................................................................................................... 34