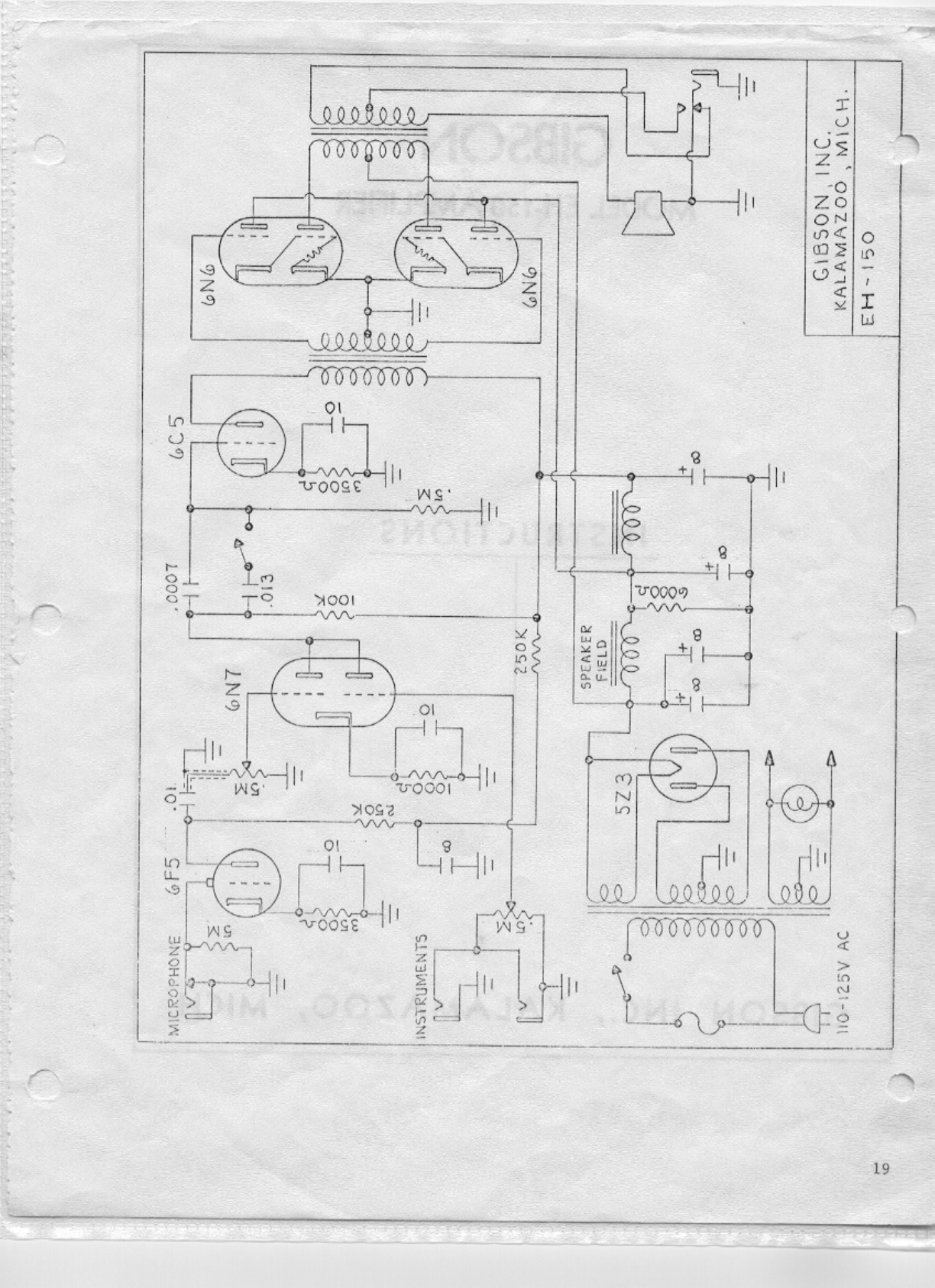
Gibson EH 150 Amplifier Schematics Manual Amp
User Manual: Gibson EH-150 Amplifier Schematics Manual Troubleshoot Gibson EH-150 Amplifier Schematics |
Open the PDF directly: View PDF
.
Page Count: 2


User Manual: Gibson EH-150 Amplifier Schematics Manual Troubleshoot Gibson EH-150 Amplifier Schematics |
Open the PDF directly: View PDF
.
Page Count: 2

