Force32 FWC100
FW-C100 FW-C100_C37
User Manual: FWC100
Open the PDF directly: View PDF
.
Page Count: 55

TRAINING INFORMATION
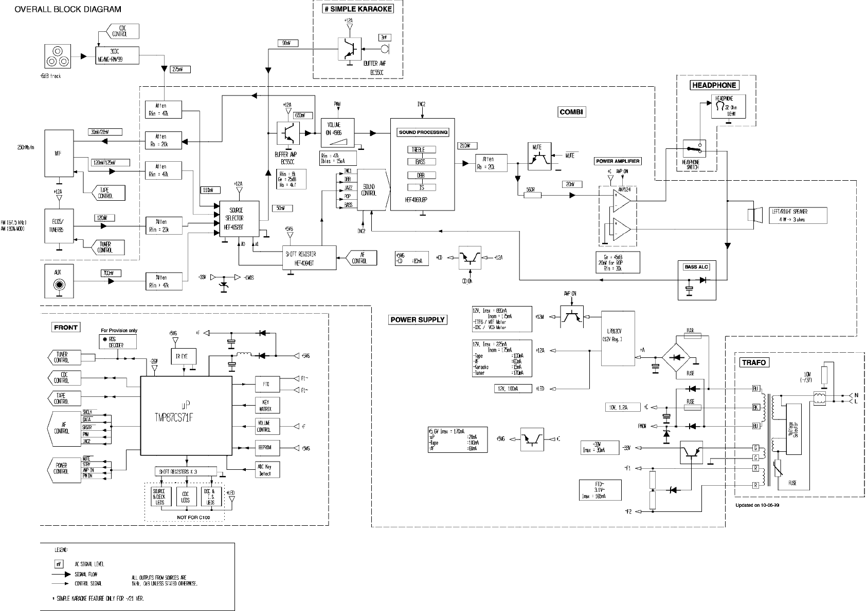
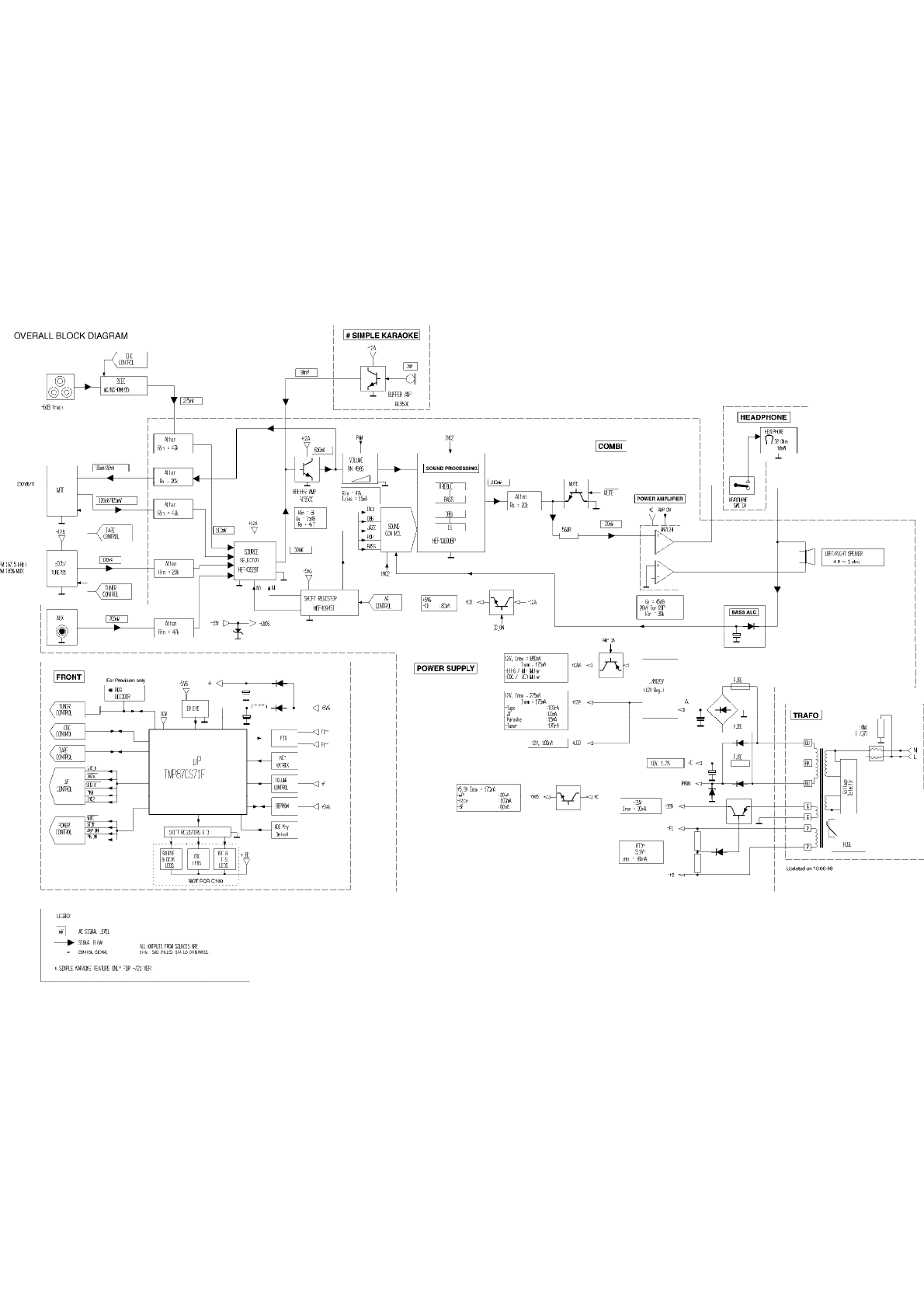
DISPLAY OVERALL BLOCK DIAGRAM
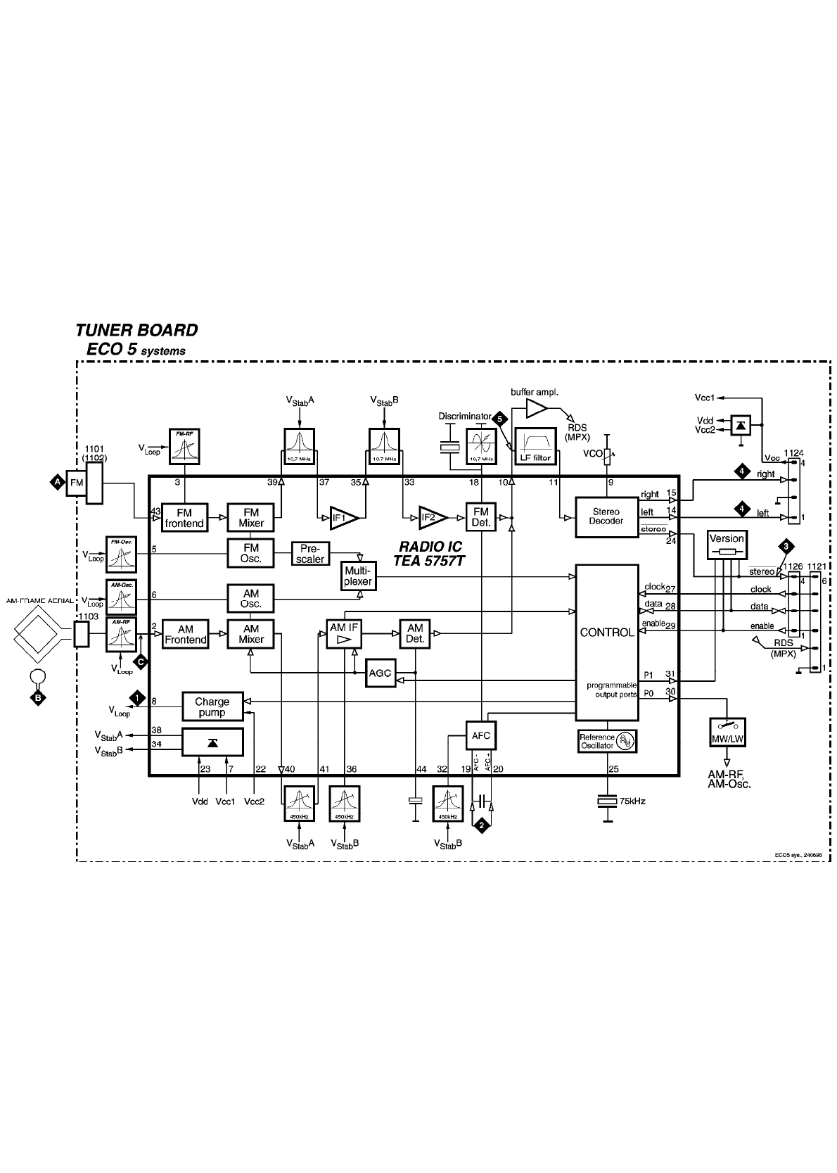
DISPLAY EC05 TUNER BLOCK DIAGRAM
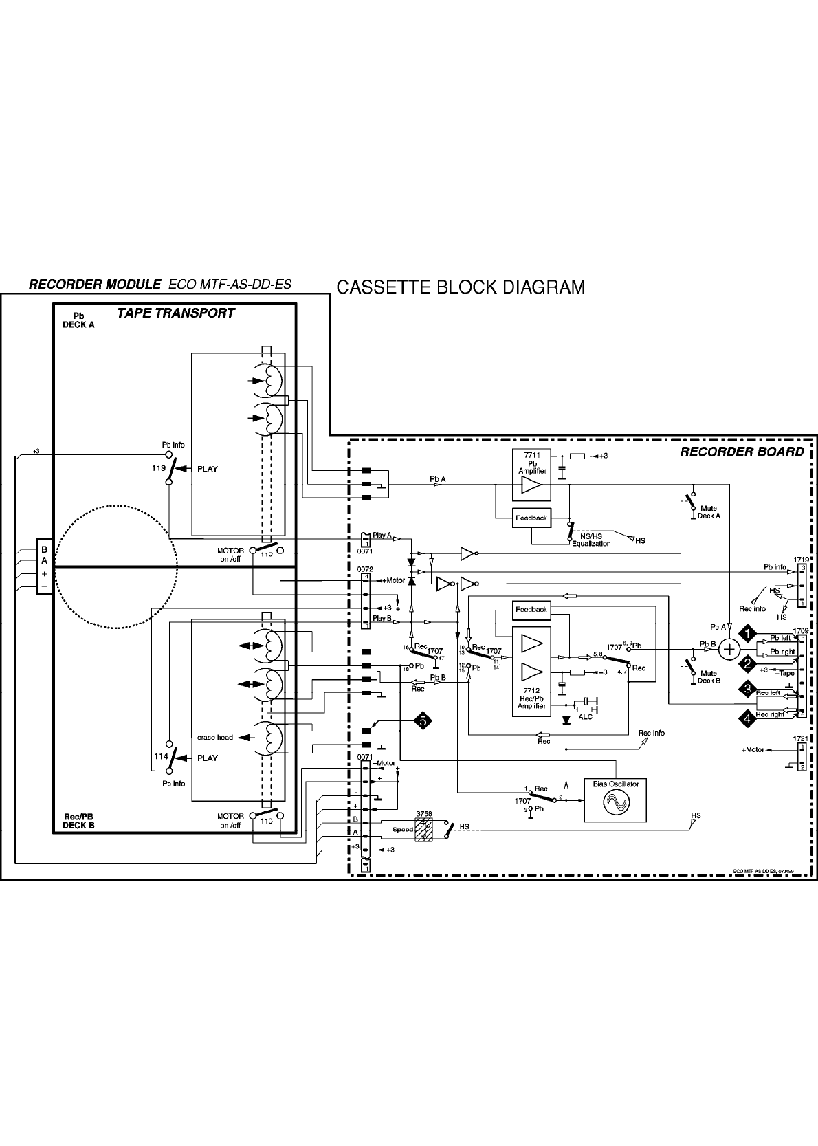
DISPLAY CASSETTE BLOCK DIAGRAM
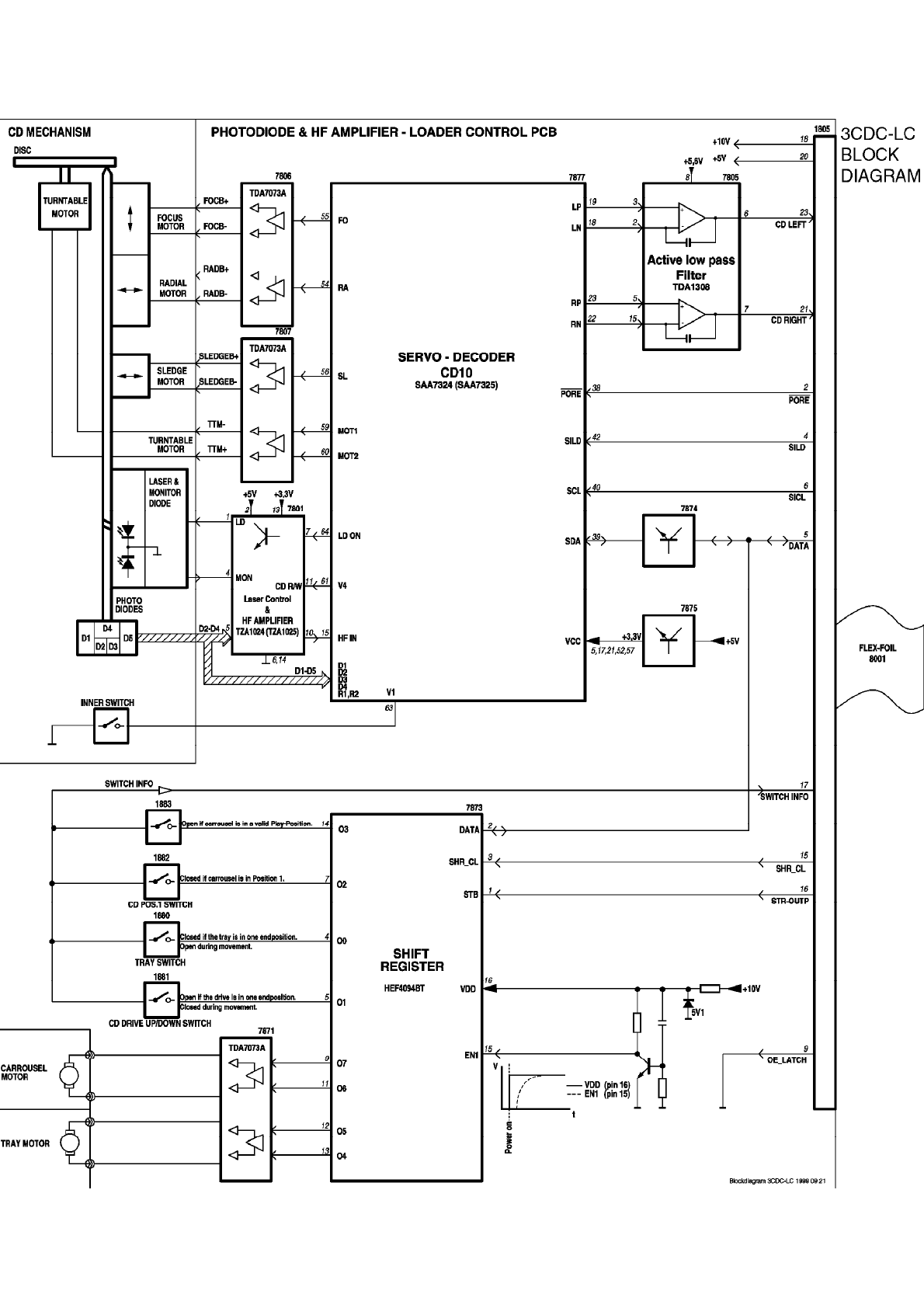
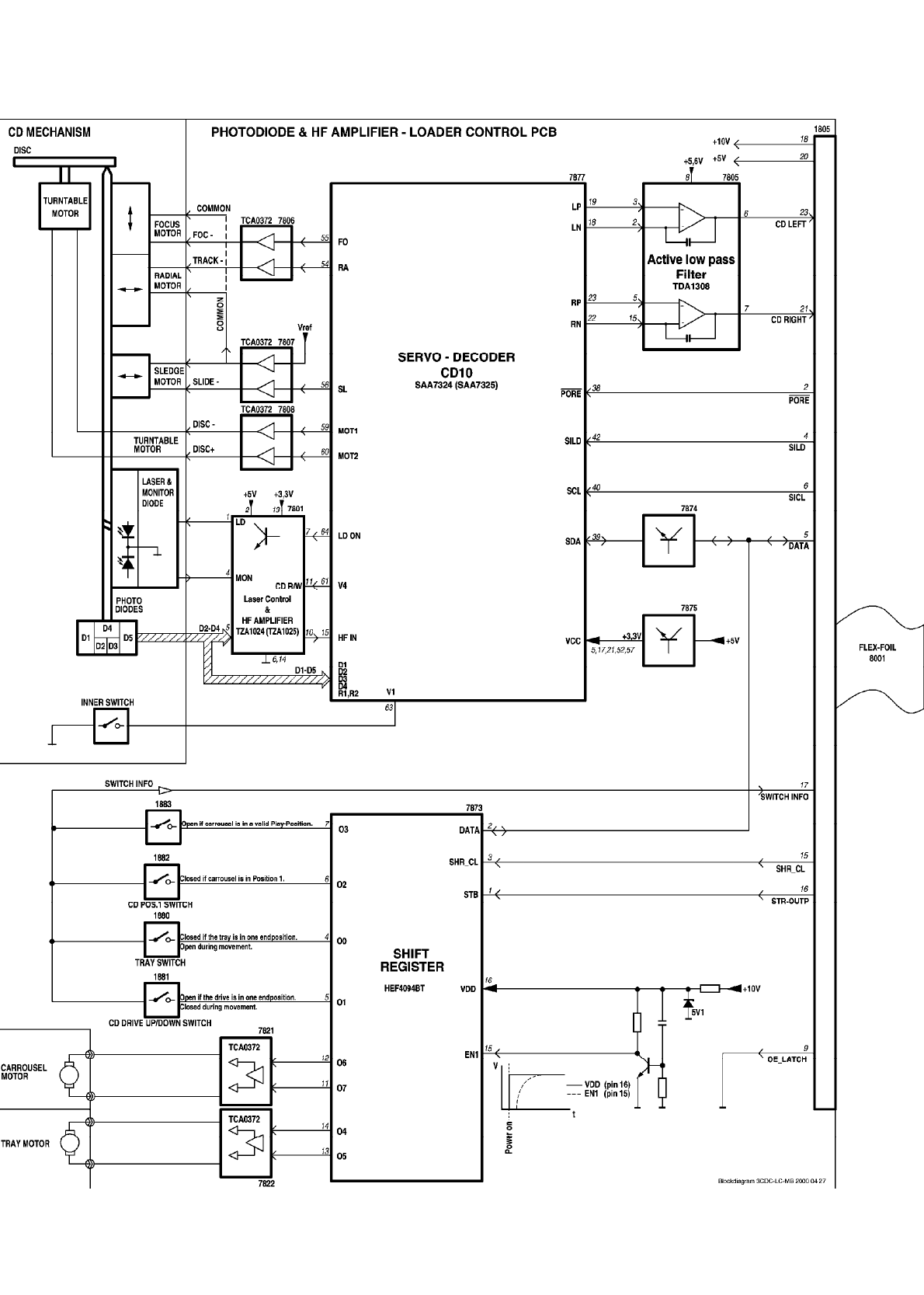
DISPLAY 3CDC-LC BLOCK DIAGRAM
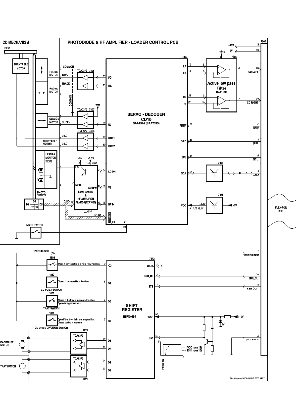
DISPLAY 3CDC-LC-MB BLOCK DIAGRAM
Brief Introduction of the Combi Board
A. TRANSFORMER PRIMARY PART
The Transformer Primary Circuit provides connections for AC mains supply and
primary wires of transformer.
B. POWER SUPPLY PART
Power Supply Circuit consists of rectifiers, capacitive filters, and voltage regulators.
Regulated voltages include +5V6, +LED, +12A, +12M, -33V, PWDN. The +C supply
to the power amplifier is not regulated. F1-F2 is the ac supply voltage to the FTD
Display filament.
C. SOURCE SELECT AND AMPLIFIER PART
a) SHIFT REGISTER (AF CONTROL)
The shift register IC7402 (HEF4094BP) delivers commands from the uP to control
the AF functions which include source selection (A0 and A1 control lines), DSC
modes, DBB, IS and CD_ON (via +CD). Other control lines, such as MUTE,
AMPON, STBY and PWM, are coming directly from the uP on the Front Board.
b) SOURCE SELECTION
One of the four sources, namely AUX., TAPE, TUNER, or CD, can be selected via
A0 and A1 lines which control IC7501 (HEF4052BP). Karaoke mic. mixing is
connected to the selected source before the signal is amplified with a buffer
amplifier (Tr 7503 and 7504). The source signal is then split into recording path
(for recording on tape) and main signal path (to the PWM volume control).
c) PWM VOLUME CONTROL
The discrete volume control makes use of four transistors: 7505, 7506, 7507, and
7508 (ON4986 or paired BC557B) and PWM control signal from uP. For good
performance, transistors for the left and right channels should be paired for gain
characteristics.
d) SOUND FEATURES

Sound features include the DBB, IS, and DSC modes. The sound features are
realized with hex-inverter IC7530 (HEF4069UBD) as analog buffer/amplifier and
transistors as electronic switches controlled by the shift registers (AF control).
e) POWER AMPLIFIER
IC7391 (AN7124) is used as a power amplifier.
f) CD ON CONTROL
This circuit switches on the +CD supply (derived from +12A) to CD servo control,
HF circuit, and the laser light pen on the CD Module during the CD mode only.
g) MATRIX SURROUND OUTPUT
The matrix surround feature is provided onboard. This feature is optional on
certain type versions.
D. KARAOKE PART
a) SIMPLE KARAOKE
This is a one-mic. mono amplifier using discrete components. It has level control
using a rotary potentiometer. This feature is available for some versions only.
E. HEADPHONE PART
a) HEADPHONE OUTPUT
The headphone output is derived from the power amplifier output after the
attenuation resistors, which are tailored to deliver 25mW output power into a 32
ohm headphone.
F. CDC KEY PART
CDC key buttons and LEDs are provided on this board.
Front Board Application
A53920 FW-C200/12/21/21M/33
A53930 FW-C220/22/34
A53950 FW-C100/21/21M/22/30/33/34/37
A53970 FW-C250/37
A53980 FW-C250/18/19/21
A53990 FW-C280/22/34
A54000 FW-C290/18/19/21
A54340 FW-C200/30
FEATURES: A53920 A53930 A53950 A53970 A53980 A53990 A54000 A54340
RDS - x - - - x - -
Rotary Encoder x x - x x x x x
Jog Encoder - - - x x x x -
Spectrum Analyzer - - - - - x x -
Biplaner LED x x - x x x x x
Small FTD x x x x x - - x
Large FTD - - - - - x x -
NTC - - - - x - x -

LED Control x x - x x x x x
Variations Table for Front Board
ITEM NO. A53920 A53930 A53950 A53970 A53980 A53990 A54000 A54340
DM21 - - x x x - - -
DM23 - - - - - - - -
DM26 x - x x x - x x
DM27 - x - - - x - -
DM29 - - - - x - x -
1402 - - - - - x x -
1403 x x x x x - - x
1404 x x x x x x x x
1405 x x - - - x x x
1418 - - - - - x x x
1419 - - - - - x x x
1420 - - - - - x x x
1421 x x - - - x x x
1423 x x - - - x x x
1425 - x - - - x - -
1426 x x - - - x x x
1427 - x - - - x - -
1428 - - x - - - - -
1429 - - x - - - - -
1430 x x x - - - - -
2417 220uF 220uF - 220uF 220uF 220uF 220uF 220uF
2421 22uF 22uF 2,2uF 22uF 22uF 22uF 22uF 22uF
2432 - 100pF - - - 100pF - -
2433 - 47pF - - - 47pF - -
2462 220nF 220nF - 220nF 220nF 220nF 220nF 220nF
3407 - - - - - 1k 1k 1k
3458 - - - - - 1k 1k 1k
3460 - - - - - 1k 1k 1k
3465 1k 1k - 1k 1k 1k 1k 1k
3471 4R7 4R7 4R7 4R7 4R7 1R 1R 1R
3479 1k 1k - 1k 1k 1k 1k 1k
3483 4R7 4R7 4R7 4R7 4R7 1R 1R 1R
3516 - - 330R - - - - -
3518 - - - - - 330R 330R -
3524 1k 1k - - - 1k 1k 1k
3539 10k - 10k 10k 10k - 10k 10k
3541 - 1k - - - 1k - -
3546 10k - 10k 10k 10k - 10k 10k
3555 10k 10k 10k 10k 10k - - 10k
3575 10k 10k 10k 10k 10k - - 10k
3576 10k 10k 10k 10k 10k - - 10k
3577 - - - - - 12k 12k -
3578 - - - - - 5k6 5k6 -
3586 - - - - - 1k 1k -
3588 - - 10k - - - - -
3600 5k6 5k6 5k6 5k6 5k6 - - -
3602 - - 10k 10k 10k - - -
3603 10k 10k 6k8 10k 10k 10k 10k 10k
3613 12k 12k 47k 12k 12k 12k 12k 12k

3616 - - - - 1k - 1k -
3617 10k 10k 10k 10k - 10k - 10k
4400 x x x - - - - x
4407 x x - x x - - x
4410 x x x x - x - x
4412 - - - - - x x -
4413 - - x - - - - -
4417 x x - - - - - x
4436 x x - - - - - x
4588 - - x - - - - -
6401 - - - x x x x -
6402 - - - x x x x -
6404 - - - x x x x -
6405 - - - - - x x -
6420 - - - - - x x -
6422 - - x - - - - -
6423 x - - - x - x -
6424 - - - x x - - -
6428 x x - x x x x x
6433 - - - x x - - -
6445 x x - - - - - x
6446 x x - - - - - x
6447 x x - x x - - x
9475 x x x x x - - x
9488 - - - x x x x -
9520 - - - x x x x -
9523 x x x x x - - x
x = Item in use.






FWC100C37(1975) - OVERALL WIRING DIAGRAM Page: 1 of 30

FWC100C37(1975) - FRONT BOARD SCHEMATIC DIAGRAM Page: 2 of 30

FWC100C37(1975) - EC05 TUNER SCHEMATIC DIAGRAM Page: 3 of 30

FWC100C37(1975) - CASSETTE SCHEMATIC DIAGRAM Page: 4 of 30

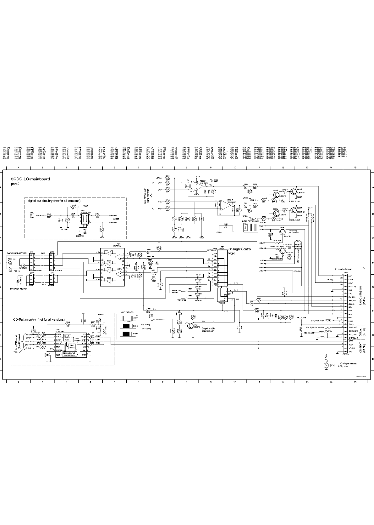
FWC100C37(1975) - 3CDC-LC CD SCHEMATIC DIAGRAM 1 Page: 5 of 30

FWC100C37(1975) - 3CDC-LC CD SCHEMATIC DIAGRAM 2 Page: 6 of 30

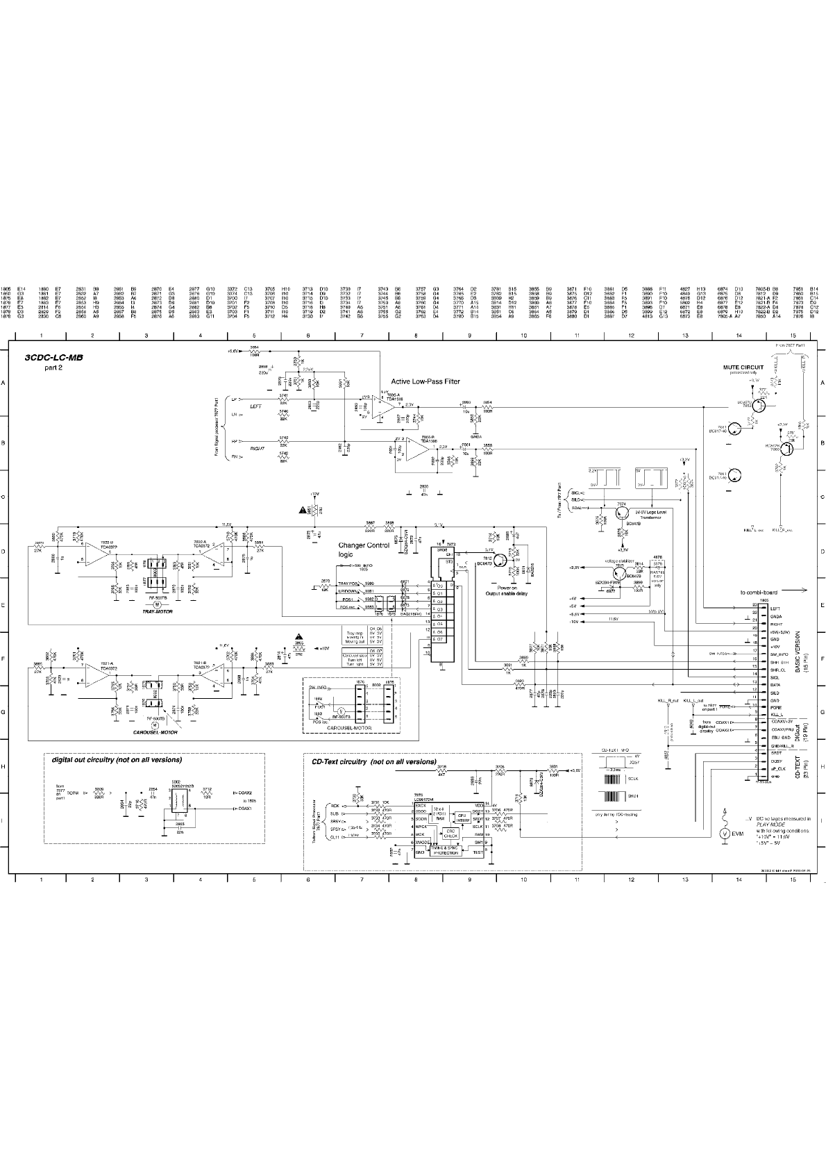
FWC100C37(1975) - 3CDC-LC-MB SCHEMATIC DIAGRAM 1 Page: 7 of 30

FWC100C37(1975) - 3CDC-LC-MB CD SCHEMATIC DIAGRAM 2 Page: 8 of 30

FWC100C37(1975) - SOURCE SELECT AND AMPLIFIER SCHEMATIC DIAGRAM Page: 9 of 30

FWC100C37(1975) - POWER SUPPLY SCHEMATIC DIAGRAM Page: 10 of 30

FWC100C37(1975) - TRANSFORMER PRIMARY SCHEMATIC DIAGRAM Page: 11 of 30

FWC100C37(1975) - KARAOKE SCHEMATIC DIAGRAM Page: 12 of 30

FWC100C37(1975) - CDC KEY SCHEMATIC DIAGRAM Page: 13 of 30

FWC100C37(1975) - HEADPHONE SCHEMATIC DIAGRAM Page: 14 of 30

FWC100C37(1975) - FRONT CBA (COMPONENT SIDE) Page: 15 of 30

FWC100C37(1975) - FRONT CBA (COPPER SIDE) Page: 16 of 30

FWC100C37(1975) - 3CDC-LC CD CBA (COMPONENT SIDE) Page: 17 of 30

FWC100C37(1975) - 3CDC-LC CD CBA (COPPER SIDE) Page: 18 of 30

FWC100C37(1975) - 3CDC-LC-MB CD CBA (COMPONENT SIDE) Page: 19 of 30

FWC100C37(1975) - 3CDC-LC-MB CD CBA (COPPER SIDE) Page: 20 of 30

FWC100C37(1975) - COMBI CBA (COMPONENT SIDE) Page: 21 of 30

FWC100C37(1975) - TRANSFORMER PRIMARY CBA (COMPONENT SIDE) Page: 22 of 30

FWC100C37(1975) - KARAOKE CBA (COMPONENT SIDE) Page: 23 of 30

FWC100C37(1975) - CDC KEY CBA (COMPONENT SIDE) Page: 24 of 30

FWC100C37(1975) - HEADPHONE CBA (COMPONENT SIDE) Page: 25 of 30

FWC100C37(1975) - OVERALL BLOCK DIAGRAM Page: 26 of 30

FWC100C37(1975) - EC05 TUNER BLOCK DIAGRAM Page: 27 of 30

FWC100C37(1975) - CASSETTE BLOCK DIAGRAM Page: 28 of 30

FWC100C37(1975) - 3CDC-LC CD BLOCK DIAGRAM Page: 29 of 30

FWC100C37(1975) - 3CDC-LC-MB CD BLOCK DIAGRAM Page: 30 of 30






Philips Consumer Electronics
Technical Service Data
Service and Quality
Service Publications Dept.
One Philips Drive
P.O. Box 14810
Knoxville, TN 37914
REFER TO SAFETY GUIDELINES
SAFETY NOTICE: ANY PERSON ATTEMPTING TO SERVICE THIS CHASSIS MUST FAMILIARIZE
HIMSELF WITH THE CHASSIS AND BE AWARE OF THE NECESSARY SAFETY PRECAUTIONS
TO BE USED WHEN SERVICING ELECTRONIC EQUIPMENT CONTAINING HIGH VOLTAGES.
CAUTION: USE A SEPARATE ISOLATION TRANSFORMER FOR THIS UNIT WHEN SERVICING
© Philips Electronics North America Corporation Visit our World Wide Web Site at http://www.forceonline.com
Manual 1975
Model no.: FWC100C37
First Publish: 09-27-00
Rev. Date: 05-23-2005
Print Date: 23-05-2005
Parts List
FWC100C37 - Manual no. 1975 Page: 1
FRONT BOARD ELECTRICAL PARTS LIST
FRONT BOARD ELECTRICAL PARTS LIST
1400 FTD Display BJ722GNK . . . . . . . . 3139 110 52070
1401 Flex Socket 16pin Hort.. . . . . . . 2422 025 14546
1404 Flex Socket 9pin Hort. . . . . . . . 4822 265 11531
1406 Tact Switch. . . . . . . . . . . . . 4822 276 13775
1407 Tact Switch. . . . . . . . . . . . . 4822 276 13775
1408 Tact Switch. . . . . . . . . . . . . 4822 276 13775
1409 Tact Switch. . . . . . . . . . . . . 4822 276 13775
1410 Tact Switch. . . . . . . . . . . . . 4822 276 13775
1411 Tact Switch. . . . . . . . . . . . . 4822 276 13775
1412 Tact Switch. . . . . . . . . . . . . 4822 276 13775
1413 Tact Switch. . . . . . . . . . . . . 4822 276 13775
1414 Tact Switch. . . . . . . . . . . . . 4822 276 13775
1415 Tact Switch. . . . . . . . . . . . . 4822 276 13775
1416 Tact Switch. . . . . . . . . . . . . 4822 276 13775
1422 Tact Switch. . . . . . . . . . . . . 4822 276 13775
1424 Tact Switch. . . . . . . . . . . . . 4822 276 13775
1428 Tact Switch. . . . . . . . . . . . . 4822 276 13775
1429 Tact Switch. . . . . . . . . . . . . 4822 276 13775
1430 Tact Switch. . . . . . . . . . . . . 4822 276 13775
1432 Tact Switch. . . . . . . . . . . . . 4822 276 13775
2406 33pF 5% 50V. . . . . . . . . . . . . 5322 122 32659
2407 33pF 5% 50V. . . . . . . . . . . . . 5322 122 32659
2414 100nF +80/-20% 50V . . . . . . . . . 4822 126 13838
2415 100nF 10% 50V. . . . . . . . . . . . 4822 126 14585
2416 100uF 20% 10V. . . . . . . . . . . . 4822 124 23432
2418 1uF +80/-20% 16V . . . . . . . . . . 4822 126 14043
2419 100uF 20% 10V. . . . . . . . . . . . 4822 124 41584
2420 4,7uF 20% 50V. . . . . . . . . . . . 4822 124 12032
2421 2,2uF 20% 50V. . . . . . . . . . . . 4822 124 22652
2422 100nF 10% 50V. . . . . . . . . . . . 4822 126 14585
2423 15pF 2% 63V. . . . . . . . . . . . . 4822 126 13486
2424 15pF 2% 63V. . . . . . . . . . . . . 4822 126 13486
2425 100nF +80/-20% 50V . . . . . . . . . 4822 126 13838
2426 47nF 10% 63V . . . . . . . . . . . . 4822 126 13751
2427 2,2nF 10% 63V. . . . . . . . . . . . 4822 122 33127
2428 10nF 20% 50V . . . . . . . . . . . . 4822 122 33177
2431 100nF 10% 50V. . . . . . . . . . . . 4822 126 14585
2434 47pF 1% 63V. . . . . . . . . . . . . 4822 126 13692
2435 47pF 1% 63V. . . . . . . . . . . . . 4822 126 13692
2436 47pF 1% 63V. . . . . . . . . . . . . 4822 126 13692
2437 47pF 1% 63V. . . . . . . . . . . . . 4822 126 13692
2443 10nF 20% 50V . . . . . . . . . . . . 4822 122 33177
2475 100nF 10% 50V. . . . . . . . . . . . 4822 126 14585
2476 4,7uF 20% 50V. . . . . . . . . . . . 4822 124 12032
2477 1uF +80/-20% 16V . . . . . . . . . . 4822 126 14043
2479 100nF 10% 50V. . . . . . . . . . . . 4822 126 14585
2481 470pF 10% 50V. . . . . . . . . . . . 5322 122 32268
2482 100nF +80/-20% 50V . . . . . . . . . 4822 126 12882
2483 470pF 10% 50V. . . . . . . . . . . . 5322 122 32268
2484 470pF 10% 50V. . . . . . . . . . . . 5322 122 32268
2485 470pF 10% 50V. . . . . . . . . . . . 5322 122 32268
2486 470pF 10% 50V. . . . . . . . . . . . 5322 122 32268
2488 100nF 10% 50V. . . . . . . . . . . . 4822 126 14585
2489 3,3nF 10% 63V. . . . . . . . . . . . 4822 122 33891
2493 100nF 10% 50V. . . . . . . . . . . . 4822 126 14585
3406 47R 5% 0,1W. . . . . . . . . . . . . 4822 051 20479
3410 3k9 5% 0,1W. . . . . . . . . . . . . 4822 051 20392
3412 3k9 5% 0,1W. . . . . . . . . . . . . 4822 051 20392
3420 1k 2% 0,25W. . . . . . . . . . . . . 4822 051 10102
3421 1k 2% 0,25W. . . . . . . . . . . . . 4822 051 10102
3422 1k 2% 0,25W. . . . . . . . . . . . . 4822 051 10102
3423 1k 2% 0,25W. . . . . . . . . . . . . 4822 051 10102
3424 1k 2% 0,25W. . . . . . . . . . . . . 4822 051 10102
3425 1k 2% 0,25W. . . . . . . . . . . . . 4822 051 10102
3426 1k 2% 0,25W. . . . . . . . . . . . . 4822 051 10102
3427 1k 2% 0,25W. . . . . . . . . . . . . 4822 051 10102
3428 1k 2% 0,25W. . . . . . . . . . . . . 4822 051 10102
3429 1k 2% 0,25W. . . . . . . . . . . . . 4822 051 10102
3430 1k 2% 0,25W. . . . . . . . . . . . . 4822 051 10102
3431 1k 2% 0,25W. . . . . . . . . . . . . 4822 051 10102
3434 1k 2% 0,25W. . . . . . . . . . . . . 4822 051 10102
3435 1k 2% 0,25W. . . . . . . . . . . . . 4822 051 10102
3436 1k 2% 0,25W. . . . . . . . . . . . . 4822 051 10102
3437 1k 2% 0,25W. . . . . . . . . . . . . 4822 051 10102
3438 1k 2% 0,25W. . . . . . . . . . . . . 4822 051 10102
3439 1k 2% 0,25W. . . . . . . . . . . . . 4822 051 10102
3440 1k 2% 0,25W. . . . . . . . . . . . . 4822 051 10102
3441 1k 2% 0,25W. . . . . . . . . . . . . 4822 051 10102
3442 1k 2% 0,25W. . . . . . . . . . . . . 4822 051 10102
3443 1k 2% 0,25W. . . . . . . . . . . . . 4822 051 10102
3444 1k 2% 0,25W. . . . . . . . . . . . . 4822 051 10102
3445 1k 2% 0,25W. . . . . . . . . . . . . 4822 051 10102
3446 1k 2% 0,25W. . . . . . . . . . . . . 4822 051 10102
3447 1k 2% 0,25W. . . . . . . . . . . . . 4822 051 10102
3453 1k 2% 0,25W. . . . . . . . . . . . . 4822 051 10102
3454 330R 1% 0,1W . . . . . . . . . . . . 4822 117 13577
3455 1k 2% 0,25W. . . . . . . . . . . . . 4822 051 10102
3456 10k 1% 0,1W. . . . . . . . . . . . . 4822 117 10833
3459 10k 1% 0,6W. . . . . . . . . . . . . 4822 050 21003
3461 10k 1% 0,1W. . . . . . . . . . . . . 4822 117 10833
3462 330R 1% 0,1W . . . . . . . . . . . . 4822 117 13577
3463 10k 1% 0,1W. . . . . . . . . . . . . 4822 117 10833
3464 10k 1% 0,1W. . . . . . . . . . . . . 4822 117 10833
3466 10k 1% 0,1W. . . . . . . . . . . . . 4822 117 10833
3467 330R 1% 0,1W . . . . . . . . . . . . 4822 117 13577
3469 1k 2% 0,25W. . . . . . . . . . . . . 4822 051 10102
3471 4R7 1% 0,6W. . . . . . . . . . . . . 4822 050 24708
3472 1k 2% 0,25W. . . . . . . . . . . . . 4822 051 10102
3474 330R 1% 0,1W . . . . . . . . . . . . 4822 117 13577
3476 1k 2% 0,25W. . . . . . . . . . . . . 4822 051 10102
3477 1k 2% 0,25W. . . . . . . . . . . . . 4822 051 10102
3478 100R 5% 0,1W . . . . . . . . . . . . 4822 051 20101
3480 330R 1% 0,1W . . . . . . . . . . . . 4822 117 13577
3481 1k 2% 0,25W. . . . . . . . . . . . . 4822 051 10102
3483 4R7 1% 0,6W. . . . . . . . . . . . . 4822 050 24708
3484 1k 2% 0,25W. . . . . . . . . . . . . 4822 051 10102
3486 1k 2% 0,25W. . . . . . . . . . . . . 4822 051 10102
3488 330R 1% 0,1W . . . . . . . . . . . . 4822 117 13577
3489 1k 2% 0,25W. . . . . . . . . . . . . 4822 051 10102
3490 1k 2% 0,25W. . . . . . . . . . . . . 4822 051 10102
3493 330R 1% 0,1W . . . . . . . . . . . . 4822 117 13577
3494 330R 1% 0,1W . . . . . . . . . . . . 4822 117 13577
3495 10k 1% 0,1W. . . . . . . . . . . . . 4822 117 10833
3496 1k 2% 0,25W. . . . . . . . . . . . . 4822 051 10102
3497 1k 1% 0,4W . . . . . . . . . . . . . 4822 050 11002
3498 1k 2% 0,25W. . . . . . . . . . . . . 4822 051 10102
3499 10k 1% 0,1W. . . . . . . . . . . . . 4822 117 10833
3500 1k 2% 0,25W. . . . . . . . . . . . . 4822 051 10102
3501 560R 5% 0,5W . . . . . . . . . . . . 4822 116 52226
3502 1k8 5% 0,1W. . . . . . . . . . . . . 4822 051 20182
3503 1k 1% 0,4W . . . . . . . . . . . . . 4822 050 11002
3504 1k 2% 0,25W. . . . . . . . . . . . . 4822 051 10102
3505 330R 1% 0,1W . . . . . . . . . . . . 4822 117 13577
3506 1k 2% 0,25W. . . . . . . . . . . . . 4822 051 10102
3507 1k 1% 0,4W . . . . . . . . . . . . . 4822 050 11002
3508 1k 2% 0,25W. . . . . . . . . . . . . 4822 051 10102
3509 1k 2% 0,25W. . . . . . . . . . . . . 4822 051 10102
3510 1k 1% 0,4W . . . . . . . . . . . . . 4822 050 11002
3511 1k8 5% 0,1W. . . . . . . . . . . . . 4822 051 20182
3512 10k 1% 0,6W. . . . . . . . . . . . . 4822 050 21003
3513 10k 1% 0,6W. . . . . . . . . . . . . 4822 050 21003
3515 100k 1% 0.1W . . . . . . . . . . . . 4822 117 10837
3516 330R 1% 0,1W . . . . . . . . . . . . 4822 117 13577
3517 6k8 1% 0,1W. . . . . . . . . . . . . 4822 117 11507
3519 330R 1% 0,1W . . . . . . . . . . . . 4822 117 13577
3520 10k 1% 0,6W. . . . . . . . . . . . . 4822 050 21003
3521 1k 2% 0,25W. . . . . . . . . . . . . 4822 051 10102
3522 2k7 1% 0,1W. . . . . . . . . . . . . 4822 117 12955
3525 1k 1% 0,4W . . . . . . . . . . . . . 4822 050 11002
3527 1k 1% 0,4W . . . . . . . . . . . . . 4822 050 11002
3533 10k 1% 0,1W. . . . . . . . . . . . . 4822 117 10833
3534 10k 1% 0,1W. . . . . . . . . . . . . 4822 117 10833
3535 10k 1% 0,1W. . . . . . . . . . . . . 4822 117 10833
3536 470k 5% 0,1W . . . . . . . . . . . . 4822 051 20474
3537 470k 5% 0,1W . . . . . . . . . . . . 4822 051 20474
3539 10k 1% 0,1W. . . . . . . . . . . . . 4822 117 10833
3543 1k 2% 0,25W. . . . . . . . . . . . . 4822 051 10102
3545 1k 2% 0,25W. . . . . . . . . . . . . 4822 051 10102
3546 10k 1% 0,1W. . . . . . . . . . . . . 4822 117 10833
3547 1k 2% 0,25W. . . . . . . . . . . . . 4822 051 10102
3548 1k 2% 0,25W. . . . . . . . . . . . . 4822 051 10102
3549 10k 1% 0,1W. . . . . . . . . . . . . 4822 117 10833
3552 330R 1% 0,1W . . . . . . . . . . . . 4822 117 13577
3553 10k 1% 0,1W. . . . . . . . . . . . . 4822 117 10833
3554 10k 1% 0,1W. . . . . . . . . . . . . 4822 117 10833
3555 10k 1% 0,1W. . . . . . . . . . . . . 4822 117 10833
3556 1k 2% 0,25W. . . . . . . . . . . . . 4822 051 10102
3558 10k 1% 0,1W. . . . . . . . . . . . . 4822 117 10833
3559 1M 5% 0,1W . . . . . . . . . . . . . 4822 051 20105
3561 4k7 5% 0,1W. . . . . . . . . . . . . 4822 051 20472
3562 10k 1% 0,1W. . . . . . . . . . . . . 4822 117 10833
3563 10k 1% 0,1W. . . . . . . . . . . . . 4822 117 10833
3564 10k 1% 0,1W. . . . . . . . . . . . . 4822 117 10833
3565 4k7 5% 0,1W. . . . . . . . . . . . . 4822 051 20472
3566 10k 1% 0,1W. . . . . . . . . . . . . 4822 117 10833
3567 10k 1% 0,1W. . . . . . . . . . . . . 4822 117 10833
3568 47k 1% 0,1W. . . . . . . . . . . . . 4822 117 10834
3569 22k 5% 0,1W. . . . . . . . . . . . . 4822 051 20223
3570 22k 5% 0,1W. . . . . . . . . . . . . 4822 051 20223
3571 12k 1% 0,1W. . . . . . . . . . . . . 4822 117 11383
3572 10k 1% 0,1W. . . . . . . . . . . . . 4822 117 10833
3573 22k 5% 0,1W. . . . . . . . . . . . . 4822 051 20223
3574 22k 5% 0,1W. . . . . . . . . . . . . 4822 051 20223
3575 10k 1% 0,1W. . . . . . . . . . . . . 4822 117 10833
3576 10k 1% 0,1W. . . . . . . . . . . . . 4822 117 10833
3581 10k 1% 0,1W. . . . . . . . . . . . . 4822 117 10833
3582 10k 1% 0,1W. . . . . . . . . . . . . 4822 117 10833
3583 10k 1% 0,1W. . . . . . . . . . . . . 4822 117 10833
3584 1k 2% 0,25W. . . . . . . . . . . . . 4822 051 10102
3585 1k 2% 0,25W. . . . . . . . . . . . . 4822 051 10102
3587 10k 1% 0,6W. . . . . . . . . . . . . 4822 050 21003
3588 10k 1% 0,1W. . . . . . . . . . . . . 4822 117 10833
S = Safety Part Be sure to use exact replacement part.
FWC100C37 (continued) Page: 2
3600 5k6 5% 0,1W. . . . . . . . . . . . . 4822 051 20562
3601 10k 1% 0,1W. . . . . . . . . . . . . 4822 117 10833
3602 10k 1% 0,1W. . . . . . . . . . . . . 4822 117 10833
3603 6k8 1% 0,1W. . . . . . . . . . . . . 4822 117 11507
3607 1k8 5% 0,1W. . . . . . . . . . . . . 4822 051 20182
3608 1k8 5% 0,1W. . . . . . . . . . . . . 4822 051 20182
3609 1k8 5% 0,1W. . . . . . . . . . . . . 4822 051 20182
3610 1k8 5% 0,1W. . . . . . . . . . . . . 4822 051 20182
3611 470k 5% 0,1W . . . . . . . . . . . . 4822 051 20474
3612 10k 1% 0,1W. . . . . . . . . . . . . 4822 117 10833
3613 47k 1% 0,1W. . . . . . . . . . . . . 4822 117 10834
3617 10k 1% 0,6W. . . . . . . . . . . . . 4822 050 21003
4400 0R Jumper 0805 . . . . . . . . . . . 4822 051 20008
4401 0R Jumper 0805 . . . . . . . . . . . 4822 051 20008
4402 0R Jumper 0805 . . . . . . . . . . . 4822 051 20008
4404 0R Jumper 0805 . . . . . . . . . . . 4822 051 20008
4405 0R Jumper 0805 . . . . . . . . . . . 4822 051 20008
4407 0R Jumper 0805 . . . . . . . . . . . 4822 051 20008
4410 0R Jumper 0805 . . . . . . . . . . . 4822 051 20008
4413 0R Jumper 0805 . . . . . . . . . . . 4822 051 20008
4414 0R Jumper 0805 . . . . . . . . . . . 4822 051 20008
4416 0R Jumper 0805 . . . . . . . . . . . 4822 051 20008
4417 0R Jumper 0805 . . . . . . . . . . . 4822 051 20008
4418 0R Jumper 0805 . . . . . . . . . . . 4822 051 20008
4419 0R Jumper 0805 . . . . . . . . . . . 4822 051 20008
4420 0R Jumper 0805 . . . . . . . . . . . 4822 051 20008
4421 0R Jumper 0805 . . . . . . . . . . . 4822 051 20008
4422 0R Jumper 0805 . . . . . . . . . . . 4822 051 20008
4423 0R Jumper 0805 . . . . . . . . . . . 4822 051 20008
4424 0R Jumper 0805 . . . . . . . . . . . 4822 051 20008
4425 0R Jumper 0805 . . . . . . . . . . . 4822 051 20008
4426 0R Jumper 0805 . . . . . . . . . . . 4822 051 20008
4427 0R Jumper 0805 . . . . . . . . . . . 4822 051 20008
4428 0R Jumper 0805 . . . . . . . . . . . 4822 051 20008
4429 0R Jumper 0805 . . . . . . . . . . . 4822 051 20008
4430 0R Jumper 0805 . . . . . . . . . . . 4822 051 20008
4431 0R Jumper 0805 . . . . . . . . . . . 4822 051 20008
4432 0R Jumper 0805 . . . . . . . . . . . 4822 051 20008
4433 0R Jumper 0805 . . . . . . . . . . . 4822 051 20008
4434 0R Jumper 0805 . . . . . . . . . . . 4822 051 20008
4435 0R Jumper 0805 . . . . . . . . . . . 4822 051 20008
4436 0R Jumper 0805 . . . . . . . . . . . 4822 051 20008
4437 0R Jumper 0805 . . . . . . . . . . . 4822 051 20008
4438 0R Jumper 0805 . . . . . . . . . . . 4822 051 20008
4439 0R Jumper 0805 . . . . . . . . . . . 4822 051 20008
4440 0R Jumper 0805 . . . . . . . . . . . 4822 051 20008
4441 0R Jumper 0805 . . . . . . . . . . . 4822 051 20008
4442 0R Jumper 0805 . . . . . . . . . . . 4822 051 20008
4443 0R Jumper 0805 . . . . . . . . . . . 4822 051 20008
4444 0R Jumper 0805 . . . . . . . . . . . 4822 051 20008
4445 0R Jumper 0805 . . . . . . . . . . . 4822 051 20008
4446 0R Jumper 0805 . . . . . . . . . . . 4822 051 20008
4447 0R Jumper 0805 . . . . . . . . . . . 4822 051 20008
4448 0R Jumper 0805 . . . . . . . . . . . 4822 051 20008
4449 0R Jumper 0805 . . . . . . . . . . . 4822 051 20008
4450 0R Jumper 0805 . . . . . . . . . . . 4822 051 20008
4451 0R Jumper 0805 . . . . . . . . . . . 4822 051 20008
4452 0R Jumper 0805 . . . . . . . . . . . 4822 051 20008
4453 0R Jumper 0805 . . . . . . . . . . . 4822 051 20008
4454 0R Jumper 0805 . . . . . . . . . . . 4822 051 20008
4455 0R Jumper 0805 . . . . . . . . . . . 4822 051 20008
4456 0R Jumper 0805 . . . . . . . . . . . 4822 051 20008
4457 0R Jumper 0805 . . . . . . . . . . . 4822 051 20008
4458 0R Jumper 0805 . . . . . . . . . . . 4822 051 20008
4459 0R Jumper 0805 . . . . . . . . . . . 4822 051 20008
4460 0R Jumper 0805 . . . . . . . . . . . 4822 051 20008
4461 0R Jumper 0805 . . . . . . . . . . . 4822 051 20008
4462 0R Jumper 0805 . . . . . . . . . . . 4822 051 20008
4463 0R Jumper 0805 . . . . . . . . . . . 4822 051 20008
4464 0R Jumper 0805 . . . . . . . . . . . 4822 051 20008
4465 0R Jumper 0805 . . . . . . . . . . . 4822 051 20008
4466 0R Jumper 0805 . . . . . . . . . . . 4822 051 20008
4467 0R Jumper 0805 . . . . . . . . . . . 4822 051 20008
4468 0R Jumper 0805 . . . . . . . . . . . 4822 051 20008
4469 0R Jumper 0805 . . . . . . . . . . . 4822 051 20008
4470 0R Jumper 0805 . . . . . . . . . . . 4822 051 20008
4471 0R Jumper 0805 . . . . . . . . . . . 4822 051 20008
4472 0R Jumper 0805 . . . . . . . . . . . 4822 051 20008
4473 0R Jumper 0805 . . . . . . . . . . . 4822 051 20008
4474 0R Jumper 0805 . . . . . . . . . . . 4822 051 20008
4475 0R Jumper 0805 . . . . . . . . . . . 4822 051 20008
4476 0R Jumper 0805 . . . . . . . . . . . 4822 051 20008
4477 0R Jumper 0805 . . . . . . . . . . . 4822 051 20008
4478 0R Jumper 0805 . . . . . . . . . . . 4822 051 20008
4479 0R Jumper 0805 . . . . . . . . . . . 4822 051 20008
4480 0R Jumper 0805 . . . . . . . . . . . 4822 051 20008
4481 0R Jumper 0805 . . . . . . . . . . . 4822 051 20008
4482 0R Jumper 0805 . . . . . . . . . . . 4822 051 20008
4483 0R Jumper 0805 . . . . . . . . . . . 4822 051 20008
4484 0R Jumper 0805 . . . . . . . . . . . 4822 051 20008
4485 0R Jumper 0805 . . . . . . . . . . . 4822 051 20008
4486 0R Jumper 0805 . . . . . . . . . . . 4822 051 20008
4487 0R Jumper 0805 . . . . . . . . . . . 4822 051 20008
4488 0R Jumper 0805 . . . . . . . . . . . 4822 051 20008
4489 0R Jumper 0805 . . . . . . . . . . . 4822 051 20008
4490 0R Jumper 0805 . . . . . . . . . . . 4822 051 20008
4491 0R Jumper 0805 . . . . . . . . . . . 4822 051 20008
4492 0R Jumper 0805 . . . . . . . . . . . 4822 051 20008
4493 0R Jumper 0805 . . . . . . . . . . . 4822 051 20008
4494 0R Jumper 0805 . . . . . . . . . . . 4822 051 20008
4495 0R Jumper 0805 . . . . . . . . . . . 4822 051 20008
4496 0R Jumper 0805 . . . . . . . . . . . 4822 051 20008
4497 0R Jumper 0805 . . . . . . . . . . . 4822 051 20008
4498 0R Jumper 0805 . . . . . . . . . . . 4822 051 20008
4499 0R Jumper 0805 . . . . . . . . . . . 4822 051 20008
4500 0R Jumper 0805 . . . . . . . . . . . 4822 051 20008
4501 0R Jumper 0805 . . . . . . . . . . . 4822 051 20008
4502 0R Jumper 0805 . . . . . . . . . . . 4822 051 20008
4503 0R Jumper 0805 . . . . . . . . . . . 4822 051 20008
4504 0R Jumper 0805 . . . . . . . . . . . 4822 051 20008
4505 0R Jumper 0805 . . . . . . . . . . . 4822 051 20008
4506 0R Jumper 0805 . . . . . . . . . . . 4822 051 20008
4507 0R Jumper 0805 . . . . . . . . . . . 4822 051 20008
4508 0R Jumper 0805 . . . . . . . . . . . 4822 051 20008
4509 0R Jumper 0805 . . . . . . . . . . . 4822 051 20008
4510 0R Jumper 0805 . . . . . . . . . . . 4822 051 20008
4511 0R Jumper 0805 . . . . . . . . . . . 4822 051 20008
4512 0R Jumper 0805 . . . . . . . . . . . 4822 051 20008
4513 0R Jumper 0805 . . . . . . . . . . . 4822 051 20008
4514 0R Jumper 0805 . . . . . . . . . . . 4822 051 20008
4515 0R Jumper 0805 . . . . . . . . . . . 4822 051 20008
4516 0R Jumper 0805 . . . . . . . . . . . 4822 051 20008
4517 0R Jumper 0805 . . . . . . . . . . . 4822 051 20008
4518 0R Jumper 0805 . . . . . . . . . . . 4822 051 20008
4519 0R Jumper 0805 . . . . . . . . . . . 4822 051 20008
4520 0R Jumper 0805 . . . . . . . . . . . 4822 051 20008
4521 0R Jumper 0805 . . . . . . . . . . . 4822 051 20008
4522 0R Jumper 0805 . . . . . . . . . . . 4822 051 20008
4523 0R Jumper 0805 . . . . . . . . . . . 4822 051 20008
4524 0R Jumper 0805 . . . . . . . . . . . 4822 051 20008
4525 0R Jumper 0805 . . . . . . . . . . . 4822 051 20008
4526 0R Jumper 0805 . . . . . . . . . . . 4822 051 20008
4527 0R Jumper 0805 . . . . . . . . . . . 4822 051 20008
4528 0R Jumper 0805 . . . . . . . . . . . 4822 051 20008
4529 0R Jumper 0805 . . . . . . . . . . . 4822 051 20008
4530 0R Jumper 0805 . . . . . . . . . . . 4822 051 20008
4531 0R Jumper 0805 . . . . . . . . . . . 4822 051 20008
4532 0R Jumper 0805 . . . . . . . . . . . 4822 051 20008
4533 0R Jumper 0805 . . . . . . . . . . . 4822 051 20008
4534 0R Jumper 0805 . . . . . . . . . . . 4822 051 20008
4535 0R Jumper 0805 . . . . . . . . . . . 4822 051 20008
4536 0R Jumper 0805 . . . . . . . . . . . 4822 051 20008
4537 0R Jumper 0805 . . . . . . . . . . . 4822 051 20008
4538 0R Jumper 0805 . . . . . . . . . . . 4822 051 20008
4539 0R Jumper 0805 . . . . . . . . . . . 4822 051 20008
4540 0R Jumper 0805 . . . . . . . . . . . 4822 051 20008
4541 0R Jumper 0805 . . . . . . . . . . . 4822 051 20008
4542 0R Jumper 0805 . . . . . . . . . . . 4822 051 20008
4543 0R Jumper 0805 . . . . . . . . . . . 4822 051 20008
4544 0R Jumper 0805 . . . . . . . . . . . 4822 051 20008
4545 0R Jumper 0805 . . . . . . . . . . . 4822 051 20008
4546 0R Jumper 0805 . . . . . . . . . . . 4822 051 20008
4547 0R Jumper 0805 . . . . . . . . . . . 4822 051 20008
4588 0R Jumper 0805 . . . . . . . . . . . 4822 051 20008
4589 0R Jumper 0805 . . . . . . . . . . . 4822 051 20008
5400 Ceramic Resonator 8MHz . . . . . . . 4822 242 72066
5401 Crystal 32,768kHz. . . . . . . . . . 2422 543 01069
5402 Coil 2,2?H 5%. . . . . . . . . . . . 4822 157 62552
5404 Coil 2,2?H 5%. . . . . . . . . . . . 4822 157 62552
5405 Coil 2,2?H 5%. . . . . . . . . . . . 4822 157 62552
6412 1N4148 . . . . . . . . . . . . . . . 4822 130 30621
6413 1N4148 . . . . . . . . . . . . . . . 4822 130 30621
6414 1N4148 . . . . . . . . . . . . . . . 4822 130 30621
6415 1N4148 . . . . . . . . . . . . . . . 4822 130 30621
6416 1N4148 . . . . . . . . . . . . . . . 4822 130 30621
6417 1N4148 . . . . . . . . . . . . . . . 4822 130 30621
6418 1N4148 . . . . . . . . . . . . . . . 4822 130 30621
6419 1N4148 . . . . . . . . . . . . . . . 4822 130 30621
6421 1N4148 . . . . . . . . . . . . . . . 4822 130 30621
6422 1N4148 . . . . . . . . . . . . . . . 4822 130 30621
6425 1N4003G. . . . . . . . . . . . . . . 4822 130 31878
6426 1N4003G. . . . . . . . . . . . . . . 4822 130 31878
7401 TMP87CP71F "C100S52501". . . . . . . 3139 110 52500
7402 M24C01-WMN6. . . . . . . . . . . . . 9965 000 04931
7404 HEF4094BT. . . . . . . . . . . . . . 5322 209 11306
7408 BC847B . . . . . . . . . . . . . . . 5322 130 60159
7409 GP1U28XP . . . . . . . . . . . . . . 4822 130 10165
7410 BC847B . . . . . . . . . . . . . . . 5322 130 60159
7411 BC847B . . . . . . . . . . . . . . . 5322 130 60159
7412 BC847B . . . . . . . . . . . . . . . 5322 130 60159
7413 BC847B . . . . . . . . . . . . . . . 5322 130 60159
ECO5 TUNER BOARD ELECTRICAL PARTS LIST
ECO5 TUNER BOARD ELECTRICAL PARTS LIS
S = Safety Part Be sure to use exact replacement part.
FWC100C37 (continued) Page: 3
1101 Antenna Socket 300R. . . . . . . . . 4822 267 31505
1102 Antenna Socket Coax IEC 75R. . . . . 4822 267 10283
2101 100pF 5% 50V . . . . . . . . . . . . 5322 122 32531
2101 47pF 1% 63V for USA. . . . . . . . . 4822 126 13692
2102 10nF 20% 50V . . . . . . . . . . . . 4822 122 33177
2103 1nF 10% 50V. . . . . . . . . . . . . 5322 122 34123
2104 100pF 10% 50V. . . . . . . . . . . . 4822 122 33195
2106 Trimmer 4-20pF for LW version. . . . 4822 125 50355
2106 Trimmer 3-11pF 100V. . . . . . . . . 4822 125 60101
2107 1uF 10% 63V. . . . . . . . . . . . . 4822 121 51319
2108 100pF 5% 50V for LW version. . . . . 5322 122 32531
2109 10pF 5% 50V for LW version . . . . . 5322 122 32448
2120 27pF 1% 63V for LW version . . . . . 4822 126 13691
2120 22pF 5% 50V. . . . . . . . . . . . . 5322 122 32658
2122 3,3nF 10% 63V for LW version . . . . 4822 122 33891
2125 560pF 5% 400V. . . . . . . . . . . . 4822 121 51381
2126 330pF 5% 50V . . . . . . . . . . . . 5322 122 31863
2127 220nF +80/-20% 50V . . . . . . . . . 4822 126 13473
2128 10uF 20% 50V . . . . . . . . . . . . 4822 124 41579
2129 100uF 20% 10V. . . . . . . . . . . . 4822 124 41584
2130 22nF+80/- 20% 25V. . . . . . . . . . 4822 126 11585
2131 470nF 16V. . . . . . . . . . . . . . 4822 122 33325
2132 470nF 16V. . . . . . . . . . . . . . 4822 122 33325
2131 470nF +80/- 20% 16V. . . . . . . . . 4822 126 13482
2132 470nF +80/- 20% 16V. . . . . . . . . 4822 126 13482
2133 1uF 20% 63V. . . . . . . . . . . . . 4822 124 40242
2134 15nF 5% 63V. . . . . . . . . . . . . 4822 126 13188
2134 22nF 10% 63V for USA . . . . . . . . 5322 122 32654
2135 0,22uF 20% 63V . . . . . . . . . . . 4822 124 40746
2136 15nF 5% 63V. . . . . . . . . . . . . 4822 126 13188
2136 22nF 10% 63V for USA . . . . . . . . 5322 122 32654
2137 0,22uF 20% 63V . . . . . . . . . . . 4822 124 40746
2138 2,2uF 20% 50V. . . . . . . . . . . . 4822 124 41576
2139 50V 15pF 5%. . . . . . . . . . . . . 4822 126 14236
2140 470nF 5% 63V . . . . . . . . . . . . 4822 121 51252
2141 100nF 20% 25V. . . . . . . . . . . . 4822 126 10002
2142 100nF 20% 25V. . . . . . . . . . . . 4822 126 10002
2143 220nF +80/-20% 50V . . . . . . . . . 4822 126 13473
2144 1uF 20% 63V. . . . . . . . . . . . . 4822 124 40242
2145 220pF 5% 50V . . . . . . . . . . . . 4822 122 33575
2146 220pF 5% 50V . . . . . . . . . . . . 4822 122 33575
2147 220pF 5% 50V . . . . . . . . . . . . 4822 122 33575
2148 22nF+80/- 20% 25V. . . . . . . . . . 4822 126 11585
2149 22nF 10% 63V . . . . . . . . . . . . 5322 122 32654
2150 100nF 20% 63V. . . . . . . . . . . . 4822 122 31947
2152 560pF 5% 63V for East. Europe. . . . 5322 116 80853
2152 33nF 5% 63V. . . . . . . . . . . . . 4822 126 12105
2153 12pF 2% 63V for East. Europe . . . . 4822 122 32139
2153 15pF 2% 63V. . . . . . . . . . . . . 4822 122 32504
2155 Trimmer 3-11pF 100V. . . . . . . . . 4822 125 60101
2158 10pF 5% 50V for LW version . . . . . 5322 122 32448
2159 33pF 5% 50V. . . . . . . . . . . . . 5322 122 32659
2160 22nF 10% 63V . . . . . . . . . . . . 5322 122 32654
2161 100nF 20% 25V. . . . . . . . . . . . 4822 126 10002
2163 100nF 20% 25V. . . . . . . . . . . . 4822 126 10002
2164 470nF +80/- 20% 16V. . . . . . . . . 4822 126 13482
2165 100nF 20% 25V. . . . . . . . . . . . 4822 126 10002
2166 1nF 10% 50V. . . . . . . . . . . . . 5322 122 34123
2167 12pF 2% 63V. . . . . . . . . . . . . 4822 122 32139
2168 82pF 1% 63V. . . . . . . . . . . . . 4822 126 13695
3101 5k6 5% 0,1W for East. Europe . . . . 4822 051 20562
3101 33k 5% 0,1W. . . . . . . . . . . . . 4822 051 20333
3102 100k 5% 0,1W . . . . . . . . . . . . 4822 051 20104
3103 18k 1% 0,1W. . . . . . . . . . . . . 4822 117 10965
3104 180R 1% 0,1W . . . . . . . . . . . . 4822 117 11448
3105 220R 5% 0,5W . . . . . . . . . . . . 4822 116 83872
3108 2k2 1% 0,1W for LW version . . . . . 4822 117 11449
3109 4k7 5% 0,1W for LW version . . . . . 4822 051 20472
3110 47R 5% 0,5W. . . . . . . . . . . . . 4822 116 52195
3120 0R Jumper 0805 . . . . . . . . . . . 4822 051 20008
3123 4k7 5% 0,1W for LW version . . . . . 4822 051 20472
3125 10k 1% 0,1W for LW version . . . . . 4822 117 10833
3128 2k2 1% 0,1W for LW version . . . . . 4822 117 11449
3132 47R 5% 0,5W. . . . . . . . . . . . . 4822 116 52195
3134 22k 5% 0,1W. . . . . . . . . . . . . 4822 051 20223
3137 22k 5% 0,1W for LW version . . . . . 4822 051 20223
3140 0R Jumper 0805 5120=CDA10.7MG40K . . 4822 051 20008
3140 150R 1% 0,1W 5120=CDA10.7MG61KA. . . 4822 117 10353
3141 56k 5% 0,1W. . . . . . . . . . . . . 4822 051 20563
3142 Trimmer 100k 30% 0,1W. . . . . . . . 4822 100 11163
3143 22k 5% 0,1W for RDS version. . . . . 4822 051 20223
3144 1k 2% 0,25W for RDS version. . . . . 4822 051 10102
3145 2k2 1% 0,1W. . . . . . . . . . . . . 4822 117 11449
3146 22R 5% 0,1W. . . . . . . . . . . . . 4822 051 20229
3152 470R 5% 0,5W . . . . . . . . . . . . 4822 116 83883
3153 470R 5% 0,1W . . . . . . . . . . . . 4822 051 20471
3154 150R 5% 0,5W . . . . . . . . . . . . 4822 116 83868
3155 470R 5% 0,1W . . . . . . . . . . . . 4822 051 20471
3156 100k 5% 0,1W for /21/30/33 only. . . 4822 051 20104
3157 100k 5% 0,5W for East. Europe. . . . 4822 116 52234
3158 470R 5% 0,5W . . . . . . . . . . . . 4822 116 83883
3159 470R 5% 0,5W . . . . . . . . . . . . 4822 116 83883
3160 470R 5% 0,5W . . . . . . . . . . . . 4822 116 83883
3161 470R 5% 0,5W . . . . . . . . . . . . 4822 116 83883
3167 220R 1% 0.1W . . . . . . . . . . . . 4822 117 11503
3169 150k 5% 0,1W . . . . . . . . . . . . 4822 051 20154
3170 100k 5% 0,5W . . . . . . . . . . . . 4822 116 52234
3171 330R 5% 0,5W . . . . . . . . . . . . 4822 116 52219
3176 1k 2% 0,25W for RDS version. . . . . 4822 051 10102
3180 22k 5% 0,1W for LW version . . . . . 4822 051 20223
4101 0R Jumper 0805 for 2-Band only . . . 4822 051 20008
4102 0R Jumper 0805 for 2-Band only . . . 4822 051 20008
4103 0R Jumper 0805 . . . . . . . . . . . 4822 051 20008
4104 0R Jumper 0805 . . . . . . . . . . . 4822 051 20008
4105 0R Jumper 0805 . . . . . . . . . . . 4822 051 20008
4106 0R Jumper 0805 . . . . . . . . . . . 4822 051 20008
4108 0R Jumper 0805 . . . . . . . . . . . 4822 051 20008
4111 0R Jumper 0805 . . . . . . . . . . . 4822 051 20008
4120 0R Jumper 0805 . . . . . . . . . . . 4822 051 20008
4150 0R Jumper 1206 . . . . . . . . . . . 4822 051 10008
4151 0R Jumper 0805 . . . . . . . . . . . 4822 051 20008
4152 0R Jumper 1206 . . . . . . . . . . . 4822 051 10008
4153 0R Jumper 1206 . . . . . . . . . . . 4822 051 10008
4154 0R Jumper 1206 . . . . . . . . . . . 4822 051 10008
4155 0R Jumper 1206 . . . . . . . . . . . 4822 051 10008
4156 0R Jumper 0805 . . . . . . . . . . . 4822 051 20008
4157 0R Jumper 1206 . . . . . . . . . . . 4822 051 10008
4158 0R Jumper 1206 . . . . . . . . . . . 4822 051 10008
4159 0R Jumper 1206 . . . . . . . . . . . 4822 051 10008
4162 0R Jumper 1206 . . . . . . . . . . . 4822 051 10008
5102 MW RF Coil . . . . . . . . . . . . . 4822 157 71634
5103 LW RF Coil for LW version. . . . . . 4822 157 71635
5109 Ceramic Filter 10,7MHz . . . . . . . 4822 242 70665
5110 Ceramic Filter 10,7MHz . . . . . . . 4822 242 70665
5111 AM-IF Filter 450kHz. . . . . . . . . 4822 158 60511
5112 AM-IF Filter 450kHz. . . . . . . . . 4822 157 70302
5114 AM-IF Filter 450kHz. . . . . . . . . 4822 157 70302
5119 Discriminator 10,7MHz. . . . . . . . 4822 157 11443
5120 Cer. Disc. 10,7MG40K . . . . . . . . 4822 242 82065
5120 Cer. Disc.10,7MG61KA-TF21. . . . . . 4822 242 10251
5121 Quartz 75kHz . . . . . . . . . . . . 4822 242 10261
5122 Osc. Coil LW for LW version. . . . . 4822 157 60517
5123 Osc. Coil MW . . . . . . . . . . . . 4822 157 60517
5130 RF-Coil 1.5T . . . . . . . . . . . . 4822 156 30947
5131 RF-Coil 1.5T . . . . . . . . . . . . 4822 156 30947
6103 1N4148 . . . . . . . . . . . . . . . 4822 130 30621
6104 1N4148 . . . . . . . . . . . . . . . 4822 130 30621
6105 HN1V02H-B. . . . . . . . . . . . . . 4822 130 83075
6106 1N4148 . . . . . . . . . . . . . . . 4822 130 30621
6107 BZX79-B11. . . . . . . . . . . . . . 4822 130 34488
6120 1N4148 not for /21/30/33 . . . . . . 4822 130 30621
6130 1SV228 . . . . . . . . . . . . . . . 4822 130 82833
6131 1SV228 . . . . . . . . . . . . . . . 4822 130 82833
7101 TEA5757H/V1. . . . . . . . . . . . . 4822 209 90924
7102 2SA838B. . . . . . . . . . . . . . . 4822 130 60093
7103 BC858C for RDS version . . . . . . . 4822 130 42513
7104 BC338-40 for LW version. . . . . . . 5322 130 44779
7105 BC338-40 for LW version. . . . . . . 5322 130 44779
7109 BC858B for LW version. . . . . . . . 5322 130 41983
7111 BC848C . . . . . . . . . . . . . . . 5322 130 42136
7122 BC848C for LW version. . . . . . . . 5322 130 42136
7124 BC848C for LW version. . . . . . . . 5322 130 42136
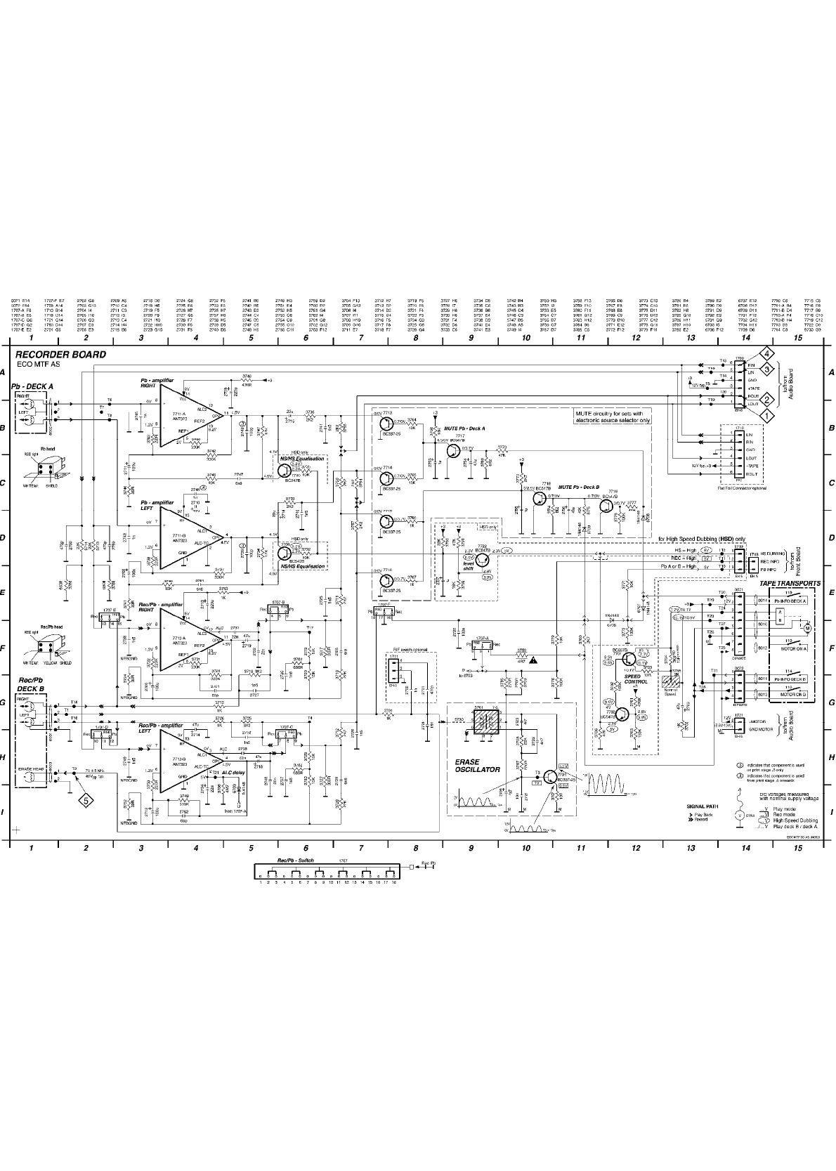
CASSETTE ELECTRICAL PARTS LIST
CASSETTE ELECTRICAL PARTS LIST
1707 SWITCH SLIDE, REC./PB. . . . . . . . 4822 277 11504
1710 FFC-SOCKET 6P, SIDE ENTRY (not on all
versions). . . . . . . . . . . . . . 4822 265 11207
2703 47uF 20% 25V . . . . . . . . . . . . 4822 124 40433
2704 22uF 20% 50V . . . . . . . . . . . . 4822 124 81151
2705 4,7uF 20% 100V . . . . . . . . . . . 4822 124 40769
2706 100uF 20% 10V. . . . . . . . . . . . 4822 124 41584
2707 1uF 20% 63V HSD only . . . . . . . . 4822 124 40242
2708 100uF 20% 10V. . . . . . . . . . . . 4822 124 41584
2709 220uF 20% 16V. . . . . . . . . . . . 4822 124 40196
2710 47uF 20% 25V . . . . . . . . . . . . 4822 124 40433
2711 100uF 20% 10V. . . . . . . . . . . . 4822 124 23432
2712 100uF 20% 10V. . . . . . . . . . . . 4822 124 41584
2713 220uF 20% 16V. . . . . . . . . . . . 4822 124 40196
2714 47uF 20% 25V . . . . . . . . . . . . 4822 124 40433
2715 22uF 20% 50V . . . . . . . . . . . . 4822 124 81151
2716 22uF 20% 50V . . . . . . . . . . . . 4822 124 81151
2718 47uF 20% 25V . . . . . . . . . . . . 4822 124 40433
2719 47uF 20% 25V . . . . . . . . . . . . 4822 124 40433
2720 100nF 20% 50V. . . . . . . . . . . . 4822 126 12882
2721 10nF 5% 250V . . . . . . . . . . . . 4822 121 41857
2722 4,7nF 20% 16V. . . . . . . . . . . . 4822 126 11714
2723 4,7nF 10% 50V. . . . . . . . . . . . 4822 121 10686
2724 18nF 5% 63V. . . . . . . . . . . . . 4822 121 43179
2725 1,5nF 10% 16V. . . . . . . . . . . . 4822 126 12878
2726 1,5nF 10% 16V. . . . . . . . . . . . 4822 126 12878
2727 1,5nF 10% 16V. . . . . . . . . . . . 4822 126 12878
2728 6,8nF 10% 50V. . . . . . . . . . . . 4822 121 10746
2730 1,8nF 10% 50V. . . . . . . . . . . . 4822 121 10685
S = Safety Part Be sure to use exact replacement part.
FWC100C37 (continued) Page: 4
2731 22nF 20% 50V . . . . . . . . . . . . 4822 126 11585
2732 22nF 20% 50V . . . . . . . . . . . . 4822 126 11585
2733 1,5nF 10% 16V. . . . . . . . . . . . 4822 126 12878
2735 6,8nF 10% 50V. . . . . . . . . . . . 4822 121 10746
2737 1,8nF 10% 50V. . . . . . . . . . . . 4822 121 10685
2738 22nF 20% 50V . . . . . . . . . . . . 4822 126 11585
2739 100pF 10% 50V, .3 only . . . . . . . 4822 122 33195
2740 1,5nF 10% 16V. . . . . . . . . . . . 4822 126 12878
2741 1,5nF 10% 16V. . . . . . . . . . . . 4822 126 12878
2742 100pF 10% 50V, .3 only . . . . . . . 4822 122 33195
2743 1nF 10% 50V. . . . . . . . . . . . . 4822 122 33197
2744 1nF 10% 50V, .4 onwards. . . . . . . 4822 122 33197
2745 1nF 10% 50V. . . . . . . . . . . . . 4822 122 33197
2747 6,8nF 10% 50V. . . . . . . . . . . . 4822 121 10746
2748 22nF 20% 50V . . . . . . . . . . . . 4822 126 11585
2749 1,5nF 10% 16V. . . . . . . . . . . . 4822 126 12878
2751 6,8nF 10% 50V. . . . . . . . . . . . 4822 121 10746
2752 1,5nF 10% 16V. . . . . . . . . . . . 4822 126 12878
2753 1uF 20% 63V. . . . . . . . . . . . . 4822 124 40242
2754 47uF 20% 25V . . . . . . . . . . . . 4822 124 40433
2755 1uF 20% 63V. . . . . . . . . . . . . 4822 124 40242
2756 47uF 20% 25V . . . . . . . . . . . . 4822 124 40433
2759 470pF 10% 50V. . . . . . . . . . . . 4822 122 33519
2760 470pF 10% 50V. . . . . . . . . . . . 4822 122 33519
2761 68pF 10% 50V . . . . . . . . . . . . 4822 126 10329
2762 68pF 10% 50V . . . . . . . . . . . . 4822 126 10329
3701 1k ohm 5% 0,2W . . . . . . . . . . . 4822 050 11002
3702 100k ohm 5% 0,5W HSD only. . . . . . 4822 116 52234
3703 10 ohm 5% 0,5W HSD only. . . . . . . 4822 116 52176
3704 10 ohm 5% 0,5W Normal Speed only . . 4822 116 52176
3704 3,9k ohm 5% 0,5W HSD only. . . . . . 4822 116 52276
3705 1k ohm 5% 0,2W . . . . . . . . . . . 4822 050 11002
3706 4,7M ohm 1% 0,6W . . . . . . . . . . 4822 050 24705
3707 10 ohm 5% 0,5W . . . . . . . . . . . 4822 116 52176
3708 22k ohm 5% 0,5W. . . . . . . . . . . 4822 116 52257
3709 270 ohm 5% 0.16V . . . . . . . . . . 4822 116 83876
3711 2,2k ohm 5% 0,16W. . . . . . . . . . 4822 116 52256
3712 2,2k ohm 5% 0,16W. . . . . . . . . . 4822 116 52256
3713 22k ohm 5% 0,5W. . . . . . . . . . . 4822 116 52257
3714 22k ohm 5% 0,5W. . . . . . . . . . . 4822 116 52257
3715 1k ohm 5% 0,2W . . . . . . . . . . . 4822 050 11002
3716 8,2k ohm 5% 0,5W . . . . . . . . . . 4822 116 52303
3717 330 ohm 5% 0,5W. . . . . . . . . . . 4822 116 52219
3718 22k ohm 5% 0,5W. . . . . . . . . . . 4822 116 52257
3719 15k ohm 5% 0,5W. . . . . . . . . . . 4822 116 52244
3720 15k ohm 5% 0,5W. . . . . . . . . . . 4822 116 52244
3721 330k ohm 5% 0,5W . . . . . . . . . . 4822 116 52272
3722 220 ohm 5% 0,5W. . . . . . . . . . . 4822 116 83872
3724 39 ohm 5% 0,16W. . . . . . . . . . . 4822 116 52193
3725 8,2k ohm 5% 0,5W . . . . . . . . . . 4822 116 52303
3726 1k ohm 5% 0,2W . . . . . . . . . . . 4822 050 11002
3727 330 ohm 5% 0,5W. . . . . . . . . . . 4822 116 52219
3728 22k ohm 5% 0,5W. . . . . . . . . . . 4822 116 52257
3729 15k ohm 5% 0,5W. . . . . . . . . . . 4822 116 52244
3730 15k ohm 5% 0,5W. . . . . . . . . . . 4822 116 52244
3731 330k ohm 5% 0,5W . . . . . . . . . . 4822 116 52272
3732 10k ohm 5% 0,5W HSD only . . . . . . 4822 116 83864
3733 2,2k ohm 5% 0,16W. . . . . . . . . . 4822 116 52256
3734 12k ohm 5% 0,5W. . . . . . . . . . . 4822 116 52238
3735 10k ohm 5% 0,5W HSD only . . . . . . 4822 116 83864
3736 2,2k ohm 5% 0,16W. . . . . . . . . . 4822 116 52256
3737 330k ohm 5% 0,5W . . . . . . . . . . 4822 116 52272
3738 220 ohm 5% 0,5W. . . . . . . . . . . 4822 116 83872
3740 10k ohm 5% 0,5W. . . . . . . . . . . 4822 116 83864
3741 39 ohm 5% 0,16W. . . . . . . . . . . 4822 116 52193
3742 330k ohm 5% 0,5W . . . . . . . . . . 4822 116 52272
3743 220 ohm 5% 0,5W. . . . . . . . . . . 4822 116 83872
3745 10k ohm 5% 0,5W. . . . . . . . . . . 4822 116 83864
3746 39 ohm 5% 0,16W. . . . . . . . . . . 4822 116 52193
3747 12k ohm 5% 0,5W. . . . . . . . . . . 4822 116 52238
3748 470 ohm 5% 0,16W . . . . . . . . . . 4822 116 83883
3749 330k ohm 5% 0,5W . . . . . . . . . . 4822 116 52272
3750 220 ohm 5% 0,5W. . . . . . . . . . . 4822 116 83872
3752 39 ohm 5% 0,16W. . . . . . . . . . . 4822 116 52193
3753 1k ohm 5% 0,2W . . . . . . . . . . . 4822 050 11002
3754 2,2k ohm 5% 0,16W. . . . . . . . . . 4822 116 52256
3755 2,2k ohm 5% 0,16W. . . . . . . . . . 4822 116 52256
3756 2,2k ohm 5% 0,16W. . . . . . . . . . 4822 116 52256
3757 2,2k ohm 5% 0,16W. . . . . . . . . . 4822 116 52256
3758 2k ohm TRIMPOT. LIN. . . . . . . . . 4822 100 11368
S 3759 4,7 ohm 5% NFR . . . . . . . . . . . 4822 052 10478
3760 2,7k ohm 5% 0,5W . . . . . . . . . . 4822 116 52263
3761 470k ohm 5% 0,5W HSD only. . . . . . 4822 116 52285
3763 150k ohm 5% 0,16W HSD only . . . . . 4822 116 52245
3764 10k ohm 5% 0,5W. . . . . . . . . . . 4822 116 83864
3765 10k ohm 5% 0,5W. . . . . . . . . . . 4822 116 83864
3766 1k ohm 5% 0,2W . . . . . . . . . . . 4822 050 11002
3767 1k ohm 5% 0,2W . . . . . . . . . . . 4822 050 11002
3768 10k ohm 5% 0,5W. . . . . . . . . . . 4822 116 83864
3769 8,2k ohm 5% 0,5W . . . . . . . . . . 4822 116 52303
3770 47k ohm 5% 0,16W . . . . . . . . . . 4822 116 83884
3771 10k ohm 5% 0,5W. . . . . . . . . . . 4822 116 83864
3772 100k ohm 5% 0,5W . . . . . . . . . . 4822 116 52234
3773 2,7k ohm 5% 0,5W . . . . . . . . . . 4822 116 52263
3774 8,2k ohm 5% 0,5W . . . . . . . . . . 4822 116 52303
3775 47k ohm 5% 0,16W . . . . . . . . . . 4822 116 83884
3776 100k ohm 5% 0,5W . . . . . . . . . . 4822 116 52234
3777 47k ohm 5% 0,16W . . . . . . . . . . 4822 116 83884
3778 100k ohm 5% 0,5W . . . . . . . . . . 4822 116 52234
3779 10k ohm 5% 0,5W. . . . . . . . . . . 4822 116 83864
3780 330k ohm 5% 0,5W . . . . . . . . . . 4822 116 52272
3781 680 ohm 5% 0,5W. . . . . . . . . . . 4822 116 52228
3782 680 ohm 5% 0,5W. . . . . . . . . . . 4822 116 52228
3785 270 ohm 5% 0.16W . . . . . . . . . . 4822 116 83876
3786 47k ohm 5% 0,16W HSD only. . . . . . 4822 116 83884
3787 220 ohm 5% 0,5W. . . . . . . . . . . 4822 116 83872
3788 680 ohm 5% 0,5W. . . . . . . . . . . 4822 116 52228
3789 680 ohm 5% 0,5W. . . . . . . . . . . 4822 116 52228
3790 22k ohm 5% 0,5W HSD only . . . . . . 4822 116 52257
3791 47k ohm 5% 0,16W HSD only. . . . . . 4822 116 83884
3792 18k ohm 5% 0,5W HSD only . . . . . . 4822 116 52251
5701 OSC. COIL VAR. 100kHz. . . . . . . . 4822 157 10371
6703 1N4148 . . . . . . . . . . . . . . . 4822 130 30621
6706 1N4148 . . . . . . . . . . . . . . . 4822 130 30621
6707 1N4148 . . . . . . . . . . . . . . . 4822 130 30621
6708 1N4148 . . . . . . . . . . . . . . . 4822 130 30621
6709 1N4148 . . . . . . . . . . . . . . . 4822 130 30621
7701 BC557B HSD only. . . . . . . . . . . 4822 130 44568
7702 BC547B HSD only. . . . . . . . . . . 4822 130 40959
7704 BC337-25 . . . . . . . . . . . . . . 4822 130 40981
7709 BC547B HSD only. . . . . . . . . . . 4822 130 40959
7710 BC547B HSD only. . . . . . . . . . . 4822 130 40959
7713 BC337-25 . . . . . . . . . . . . . . 4822 130 40981
7714 BC337-25 . . . . . . . . . . . . . . 4822 130 40981
7715 BC337-25 . . . . . . . . . . . . . . 4822 130 40981
7716 BC337-25 . . . . . . . . . . . . . . 4822 130 40981
7717 BC547B . . . . . . . . . . . . . . . 4822 130 40959
7718 BC547B . . . . . . . . . . . . . . . 4822 130 40959
7719 BC547B . . . . . . . . . . . . . . . 4822 130 40959
7722 BC547B HSD only. . . . . . . . . . . 4822 130 40959
7711 AN7323, REC./PB-AMPLIFIER IC . . . . 4822 209 17498
7712 AN7323, REC./PB-AMPLIFIER IC . . . . 4822 209 17498
RECORDER MODULE MECHANICAL PARTS LIST
RECORDER MODULE MECHANICAL PARTS LIST
201 Tape Transport CDS-83WPC-05. . . . . 3103 309 05280
204 SPRING, RECORD . . . . . . . . . . . 4822 492 11755
TAPE TRANSPORT MECHANICAL PARTS LIST
TAPE TRANSPORT MECHANICAL PARTS LIST
10-12 PINCH ROLLER ASSY. . . . . . . . . . 4822 528 11189
17-24 CLUTCH ASSY. . . . . . . . . . . . . 4822 402 10966
38-41 FLYWHEEL ASSY, PB DECK . . . . . . . 4822 528 11242
39-41 FLYWHEEL ASSY, REC./PB DECK. . . . . 4822 528 11243
106 MAIN BELT. . . . . . . . . . . . . . 4822 358 31225
107 SUB BELT . . . . . . . . . . . . . . 4822 358 31124
110 LEAF SWITCH, MOTOR ON/OFF. . . . . . 4822 278 90663
111 REC./PB-HEAD, TC951-B. . . . . . . . 4822 249 10565
112 ERASE HEAD, LE15B-C1 . . . . . . . . 4822 249 10548
113 REC./PB-HEAD, TC951-B. . . . . . . . 4822 249 10565
114 LEAF SWITCH, INDICATE ,PLAY" REC./PB-
DECK . . . . . . . . . . . . . . . . 4822 277 11754
115/116 MOTOR ASSY, EG530YD-2BH + PULLEY . . 4822 361 11053
118 MOTOR CUSHION. . . . . . . . . . . . 4822 466 11787
119 LEAF SWITCH ,INDICATE ,PLAY" PB-DECK 4822 277 11753
122 WASHER, 1.6X3.5X0.4. . . . . . . . . 4822 532 12937
3CDC-LC MODULE MECHANICAL PARTS LIST
3CDC-LC MODULE MECHANICAL PARTS LIST
21 CLAMPER ASSEMBLY-VAM . . . . . . . . 3140 117 58650
30 SUPPORT. . . . . . . . . . . . . . . 3103 304 66560
31 DAMPER - RUBBER (25DEG). . . . . . . 4822 529 10431
32 DAMPER - RUBBER (25DEG). . . . . . . 4822 529 10431
33 WASHER . . . . . . . . . . . . . . . 3103 304 06970
35 VAM2201/01 . . . . . . . . . . . . . 9305 022 30103
41 FRAME. . . . . . . . . . . . . . . . 3103 304 66480
42 BRACKET-GUIDING. . . . . . . . . . . 3103 304 66540
43 SPRING-GUIDING . . . . . . . . . . . 3103 301 06460
44 GEAR-3 . . . . . . . . . . . . . . . 3103 304 06890
45 NAIL . . . . . . . . . . . . . . . . 3103 304 06980
46 GEAR-2 . . . . . . . . . . . . . . . 3103 304 06880
47 BRACKET-LOAD . . . . . . . . . . . . 3103 304 66530
48 CAM. . . . . . . . . . . . . . . . . 3103 304 06910
49 GUIDING. . . . . . . . . . . . . . . 3103 304 66510
51 GEAR-4 . . . . . . . . . . . . . . . 3103 304 06900
52 GEAR-1 . . . . . . . . . . . . . . . 3103 304 06870
53 PULLEY-FRAME . . . . . . . . . . . . 3103 304 06960
54 DRIVING-BELT-DRAWER. . . . . . . . . 3103 304 66910
55 MOTOR ASSEMBLY . . . . . . . . . . . 4822 361 10753
56 SCREW M2,6X2,9 . . . . . . . . . . . 4822 502 12548
57 COVER-VAM. . . . . . . . . . . . . . 3103 304 68890
59 RUBBER . . . . . . . . . . . . . . . 4822 466 12146
DRAWER TOP AND BOTTOM VIEW MECHANICAL PARTS LIST
DRAWER TOP AND BOTTOM VIEW MECHANICAL
PARTS LIST
S = Safety Part Be sure to use exact replacement part.
FWC100C37 (continued) Page: 5
20 DRAWER . . . . . . . . . . . . . . . 3103 304 66500
21 CAROUSEL . . . . . . . . . . . . . . 3103 304 66490
22 PULLEY-DRAWER. . . . . . . . . . . . 3103 304 06860
23 ECCENTRIC. . . . . . . . . . . . . . 3103 304 06850
24 NAIL . . . . . . . . . . . . . . . . 3103 304 06980
25 DRIVING-BELT . . . . . . . . . . . . 3103 304 66850
27 BUSH DRAWER. . . . . . . . . . . . . 3103 304 07100
29 BRACKET-DISC . . . . . . . . . . . . 3103 304 66550
30 TUMBLER. . . . . . . . . . . . . . . 3103 304 66520
31 SPRING-DISC. . . . . . . . . . . . . 3103 301 06470
32 CONTROL-DISC . . . . . . . . . . . . 3103 304 06920
33 WASHER . . . . . . . . . . . . . . . 3103 304 06970
34 GEAR-1 . . . . . . . . . . . . . . . 3103 304 06870
37 MOTOR ASSEMBLY . . . . . . . . . . . 4822 361 10753
3CDC-LC ELECTRICAL PARTS LIST
3CDC-LC ELECTRICAL PARTS LIST
1800 Flex Foil Connector 15P. . . . . . . 4822 265 10925
1805 Flex Foil Connector 15P. . . . . . . 4822 265 10979
1805 Flex Foil Connector 19P. . . . . . . 4822 265 11545
1805 Flex Foil Connector 23P. . . . . . . 4822 265 11182
1810 RES. CRYSTAL 8MHz4672. . . . . . . . 4822 242 10849
1810 RES. CERAMIC 8MHz467 . . . . . . . . 4822 242 73557
1875 Flex Foil Connector 5P . . . . . . . 4822 267 10958
1876 Flex Foil Connector 5P . . . . . . . 2422 025 08332
1880 Switch . . . . . . . . . . . . . . . 4822 276 13503
1881 Switch . . . . . . . . . . . . . . . 4822 276 13503
1882 Switch . . . . . . . . . . . . . . . 4822 276 13503
1883 Switch . . . . . . . . . . . . . . . 4822 276 13503
8002 Flex Foil 5P 200mm . . . . . . . . . 3103 308 91990
8005 Flex Foil 15P 170mm. . . . . . . . . 3103 308 91980
2800 180pF 5% 63V . . . . . . . . . . . . 4822 126 10326
2801 220pF 5% 63V . . . . . . . . . . . . 4822 122 33575
2802 180pF 5% 63V . . . . . . . . . . . . 4822 126 10326
2803 220pF 5% 63V . . . . . . . . . . . . 4822 122 33575
2805 220pF 5% 63V . . . . . . . . . . . . 4822 122 33575
2806 220pF 5% 63V . . . . . . . . . . . . 4822 122 33575
2807 330pF 5% 63V . . . . . . . . . . . . 5322 122 31863
2808 220pF 5% 63V . . . . . . . . . . . . 4822 122 33575
2809 470nF 20% 50V. . . . . . . . . . . . 5322 124 41948
2810 180pF 5% 63V . . . . . . . . . . . . 4822 126 10326
2811 220pF 5% 63V . . . . . . . . . . . . 4822 122 33575
2815 220nF +80/-20% 25V . . . . . . . . . 4822 126 14076
2816 1,5nF 5% 63V . . . . . . . . . . . . 4822 126 13344
2818 1,5nF 5% 63V . . . . . . . . . . . . 4822 126 13344
2822 2,2nF 5% 50V . . . . . . . . . . . . 2222 861 15222
2823 47pF 1% 63V. . . . . . . . . . . . . 4822 126 13692
2824 47nF 10% 63V . . . . . . . . . . . . 4822 126 13751
2825 10nF 20% 50V . . . . . . . . . . . . 4822 122 33177
2826 47uF 20% 4V. . . . . . . . . . . . . 4822 124 12362
2828 47uF 20% 4V. . . . . . . . . . . . . 4822 124 12362
2829 22nF 10% 63V . . . . . . . . . . . . 5322 122 32654
2830 47nF 10% 63V . . . . . . . . . . . . 4822 126 13751
2831 100pF 5% 50V . . . . . . . . . . . . 5322 122 32531
2832 100pF 5% 50V . . . . . . . . . . . . 5322 122 32531
2833 33pF 5% 50V. . . . . . . . . . . . . 5322 122 32659
2834 33pF 5% 50V. . . . . . . . . . . . . 5322 122 32659
2835 47nF 10% 63V . . . . . . . . . . . . 4822 126 13751
2837 47uF 20% 25V . . . . . . . . . . . . 4822 124 40433
2838 10uF 20% 63V . . . . . . . . . . . . 4822 124 40248
2839 47uF 20% 25V . . . . . . . . . . . . 4822 124 40433
2840 100nF 10% 50V. . . . . . . . . . . . 4822 126 14585
2841 270pF 5% 50V . . . . . . . . . . . . 4822 122 33216
2842 2,2nF 10% 63V. . . . . . . . . . . . 4822 122 33127
2844 270pF 5% 50V . . . . . . . . . . . . 4822 122 33216
2849 4,7uF 20% 100V . . . . . . . . . . . 4822 124 40769
2850 1nF 10% 63V. . . . . . . . . . . . . 5322 122 31647
2851 220uF 20% 4V . . . . . . . . . . . . 4822 124 42383
2852 47nF 10% 63V . . . . . . . . . . . . 4822 126 13751
2853 22nF 10% 63V . . . . . . . . . . . . 5322 122 32654
2854 47nF 10% 63V . . . . . . . . . . . . 4822 126 13751
2855 470pF 10% 63V. . . . . . . . . . . . 5322 122 34099
2856 27pF 1% 63V. . . . . . . . . . . . . 4822 126 13691
2857 10nF 20% 50V . . . . . . . . . . . . 4822 122 33177
2858 220uF 20%. . . . . . . . . . . . . . 4822 124 12245
2859 10nF 20% 50V . . . . . . . . . . . . 4822 122 33177
2860 10uF 20% 16V . . . . . . . . . . . . 4822 124 11947
2861 10uF 20% 16V . . . . . . . . . . . . 4822 124 11947
2862 220pF 5% 63V . . . . . . . . . . . . 4822 122 33575
2863 220pF 5% 63V . . . . . . . . . . . . 4822 122 33575
2864 22pF 5% 50V. . . . . . . . . . . . . 5322 122 32658
2865 22nF 10% 63V . . . . . . . . . . . . 5322 122 32654
2867 220pF 5% 63V . . . . . . . . . . . . 4822 122 33575
2869 47nF 10% 63V . . . . . . . . . . . . 4822 126 13751
2872 47nF 10% 63V . . . . . . . . . . . . 4822 126 13751
2873 47uF 20% 16V . . . . . . . . . . . . 4822 124 80231
2875 10uF 20% 16V . . . . . . . . . . . . 4822 124 11947
2876 220uF 20%. . . . . . . . . . . . . . 4822 124 12245
2877 47pF 1% 63V. . . . . . . . . . . . . 4822 126 13692
2878 220pF 5% 63V . . . . . . . . . . . . 4822 122 33575
2879 47nF 10% 63V . . . . . . . . . . . . 4822 126 13751
2881 4,7uF 20% 100V . . . . . . . . . . . 4822 124 40769
2882 220pF 5% 63V . . . . . . . . . . . . 4822 122 33575
2884 4,7uF 20% 100V . . . . . . . . . . . 4822 124 40769
2885 4,7uF 20% 100V . . . . . . . . . . . 4822 124 40769
2887 100nF 10% 50V. . . . . . . . . . . . 4822 126 14585
2888 4,7uF 20% 100V . . . . . . . . . . . 4822 124 40769
2891 1,5nF 10% 63V. . . . . . . . . . . . 5322 122 31865
2892 4,7nF 10% 63V. . . . . . . . . . . . 5322 126 10223
2893 220pF 5% 63V . . . . . . . . . . . . 4822 122 33575
700 470R 5% 0,1W . . . . . . . . . . . . 4822 051 20471
3705 220R 1% 0,1W . . . . . . . . . . . . 4822 117 11503
3706 470R 5% 0,1W . . . . . . . . . . . . 4822 051 20471
3707 470R 5% 0,1W . . . . . . . . . . . . 4822 051 20471
3708 470R 5% 0,1W . . . . . . . . . . . . 4822 051 20471
3709 1R 5% 0,1W . . . . . . . . . . . . . 4822 051 20108
3711 10k 1% 0,1W. . . . . . . . . . . . . 4822 117 10833
3712 10R 5% 0,1W. . . . . . . . . . . . . 4822 051 20109
3713 22k 5% 0,1W. . . . . . . . . . . . . 4822 051 20223
3714 10k 1% 0,1W. . . . . . . . . . . . . 4822 117 10833
3715 100k 1% 0,1W . . . . . . . . . . . . 4822 117 10837
3716 470R 5% 0,1W . . . . . . . . . . . . 4822 051 20471
3718 4k7 5% 0,1W. . . . . . . . . . . . . 4822 051 20472
3727 4k7 5% 0,1W. . . . . . . . . . . . . 4822 051 20472
3728 4k7 5% 0,1W. . . . . . . . . . . . . 4822 051 20472
3730 33k 5% 0,1W. . . . . . . . . . . . . 4822 051 20333
3731 10k 1% 0,1W. . . . . . . . . . . . . 4822 117 10833
3732 470R 5% 0,1W . . . . . . . . . . . . 4822 051 20471
3733 470R 5% 0,1W . . . . . . . . . . . . 4822 051 20471
3734 470R 5% 0,1W . . . . . . . . . . . . 4822 051 20471
3740 22k 5% 0,1W. . . . . . . . . . . . . 4822 051 20223
3741 22k 5% 0,1W. . . . . . . . . . . . . 4822 051 20223
3742 22k 5% 0,1W. . . . . . . . . . . . . 4822 051 20223
3743 22k 5% 0,1W. . . . . . . . . . . . . 4822 051 20223
3744 10k 1% 0,1W. . . . . . . . . . . . . 4822 117 10833
3746 10k 1% 0,1W. . . . . . . . . . . . . 4822 117 10833
3750 1k 2% 0,25W. . . . . . . . . . . . . 4822 051 10102
3751 1k 2% 0,25W. . . . . . . . . . . . . 4822 051 10102
3800 56k 1% 0,1W. . . . . . . . . . . . . 4822 117 11148
3801 10k 1% 0,1W. . . . . . . . . . . . . 4822 117 10833
3802 56k 1% 0,1W. . . . . . . . . . . . . 4822 117 11148
3803 10k 1% 0,1W. . . . . . . . . . . . . 4822 117 10833
3804 10k 1% 0,1W. . . . . . . . . . . . . 4822 117 10833
3805 10k 1% 0,1W. . . . . . . . . . . . . 4822 117 10833
3806 10k 1% 0,1W. . . . . . . . . . . . . 4822 117 10833
3807 10k 1% 0,1W. . . . . . . . . . . . . 4822 117 10833
3808 10k 1% 0,1W. . . . . . . . . . . . . 4822 117 10833
3809 330R 1% 1,25W. . . . . . . . . . . . 4822 117 13577
3811 18k 1% 0,1W. . . . . . . . . . . . . 4822 117 10965
3812 2R2 5% 1W. . . . . . . . . . . . . . 4822 053 10228
3814 33R 5% 0,1W. . . . . . . . . . . . . 4822 051 20339
S 3815 4R7 5% 0,33W . . . . . . . . . . . . 4822 052 10478
3819 470R 5% 0,1W . . . . . . . . . . . . 4822 051 20471
3820 4k7 5% 0,1W. . . . . . . . . . . . . 4822 051 20472
3821 4k7 5% 0,1W. . . . . . . . . . . . . 4822 051 20472
3822 2k7 1% 0,1W. . . . . . . . . . . . . 4822 117 12955
3823 1k 2% 0,25W. . . . . . . . . . . . . 4822 051 10102
3824 1k 2% 0,25W. . . . . . . . . . . . . 4822 051 10102
3825 1k 2% 0,25W. . . . . . . . . . . . . 4822 051 10102
3826 22k 5% 0,1W. . . . . . . . . . . . . 4822 051 20223
3827 33k 5% 0,1W. . . . . . . . . . . . . 4822 051 20333
3828 22k 5% 0,1W. . . . . . . . . . . . . 4822 051 20223
3831 100R 5% 0,1W . . . . . . . . . . . . 4822 051 20101
3832 10k 1% 0,1W. . . . . . . . . . . . . 4822 117 10833
3833 22k 5% 0,1W. . . . . . . . . . . . . 4822 051 20223
3834 22k 5% 0,1W. . . . . . . . . . . . . 4822 051 20223
S 3835 3R3 5% 0,33W . . . . . . . . . . . . 4822 052 10338
3837 1k 2% 0,25W. . . . . . . . . . . . . 4822 051 10102
3838 1k 2% 0,25W. . . . . . . . . . . . . 4822 051 10102
3839 100k 1% 0,1W . . . . . . . . . . . . 4822 117 10837
3840 100k 1% 0,1W . . . . . . . . . . . . 4822 117 10837
3841 4k7 5% 0,1W. . . . . . . . . . . . . 4822 051 20472
3842 47k 1% 0,1W. . . . . . . . . . . . . 4822 117 10834
3843 33k 5% 0,1W. . . . . . . . . . . . . 4822 051 20333
3844 4k7 5% 0,1W. . . . . . . . . . . . . 4822 051 20472
3845 47k 1% 0,1W. . . . . . . . . . . . . 4822 117 10834
3846 33k 5% 0,1W. . . . . . . . . . . . . 4822 051 20333
3847 6k8 1% 0,1W. . . . . . . . . . . . . 4822 117 11507
3848 100k 1% 0,1W . . . . . . . . . . . . 4822 117 10837
3849 100k 1% 0,1W . . . . . . . . . . . . 4822 117 10837
3850 3k9 5% 0,1W. . . . . . . . . . . . . 4822 051 20392
S 3851 3R3 5% 0,33W . . . . . . . . . . . . 4822 052 10338
S 3852 2R2 5% 0,33W . . . . . . . . . . . . 4822 052 10228
3853 470R 5% 0,1W . . . . . . . . . . . . 4822 051 20471
3854 100R 5% 0,1W . . . . . . . . . . . . 4822 051 20101
3855 100R 5% 0,1W . . . . . . . . . . . . 4822 051 20101
3856 68R 1% 0,1W. . . . . . . . . . . . . 4822 117 12521
3857 68R 1% 0,1W. . . . . . . . . . . . . 4822 117 12521
3858 22k 5% 0,1W. . . . . . . . . . . . . 4822 051 20223
3859 22k 5% 0,1W. . . . . . . . . . . . . 4822 051 20223
3860 10k 1% 0,1W. . . . . . . . . . . . . 4822 117 10833
3861 10k 1% 0,1W. . . . . . . . . . . . . 4822 117 10833
3862 120R 5% 0,1W . . . . . . . . . . . . 4822 051 20121
3863 100R 5% 0,1W . . . . . . . . . . . . 4822 051 20101
S = Safety Part Be sure to use exact replacement part.
FWC100C37 (continued) Page: 6
3863 33R 5% 0,1W. . . . . . . . . . . . . 4822 051 20339
3864 100R 5% 0,1W . . . . . . . . . . . . 4822 051 20101
3866 10k 1% 0,1W. . . . . . . . . . . . . 4822 117 10833
3867 120R 5% 0,1W . . . . . . . . . . . . 4822 051 20121
3869 4R7 5% 0,1W. . . . . . . . . . . . . 4822 051 20478
3870 100R 5% 0,1W . . . . . . . . . . . . 4822 051 20101
3871 10k 1% 0,1W. . . . . . . . . . . . . 4822 117 10833
3873 470R 5% 0,1W . . . . . . . . . . . . 4822 051 20471
3875 10k 1% 0,1W. . . . . . . . . . . . . 4822 117 10833
3876 100k 1% 0,1W . . . . . . . . . . . . 4822 117 10837
3877 10k 1% 0,1W. . . . . . . . . . . . . 4822 117 10833
3878 10k 1% 0,1W. . . . . . . . . . . . . 4822 117 10833
3879 100k 1% 0,1W . . . . . . . . . . . . 4822 117 10837
3880 3k9 5% 0,1W. . . . . . . . . . . . . 4822 051 20392
3881 100k 1% 0,1W . . . . . . . . . . . . 4822 117 10837
3882 47k 1% 0,1W. . . . . . . . . . . . . 4822 117 10834
3883 10k 1% 0,1W. . . . . . . . . . . . . 4822 117 10833
3884 270R 1% 0,1W . . . . . . . . . . . . 4822 117 11504
3885 10k 1% 0,1W. . . . . . . . . . . . . 4822 117 10833
3886 47k 1% 0,1W. . . . . . . . . . . . . 4822 117 10834
3887 220R 1% 0,1W . . . . . . . . . . . . 4822 117 11503
3888 10k 1% 0,1W. . . . . . . . . . . . . 4822 117 10833
3889 470R 5% 0,1W . . . . . . . . . . . . 4822 051 20471
3890 1k 2% 0,25W. . . . . . . . . . . . . 4822 051 10102
3891 1k 2% 0,25W. . . . . . . . . . . . . 4822 051 10102
3892 470R 5% 0,1W . . . . . . . . . . . . 4822 051 20471
3893 470R 5% 0,1W . . . . . . . . . . . . 4822 051 20471
3894 100R 5% 0,1W . . . . . . . . . . . . 4822 051 20101
3895 15R 5% 0,1W. . . . . . . . . . . . . 4822 051 20159
3897 100R 5% 0,1W . . . . . . . . . . . . 4822 051 20101
3898 220R 1% 0,1W . . . . . . . . . . . . 4822 117 11503
3899 100R 5% 0,1W . . . . . . . . . . . . 4822 051 20101
4800 0R Jumper 0805 . . . . . . . . . . . 4822 051 20008
4801 0R Jumper 0805 . . . . . . . . . . . 4822 051 20008
4802 0R Jumper 0805 . . . . . . . . . . . 4822 051 20008
4804 0R Jumper 0805 . . . . . . . . . . . 4822 051 20008
4805 0R Jumper 0805 . . . . . . . . . . . 4822 051 20008
4806 0R Jumper 0805 . . . . . . . . . . . 4822 051 20008
4807 0R Jumper 0805 . . . . . . . . . . . 4822 051 20008
4808 0R Jumper 0805 . . . . . . . . . . . 4822 051 20008
4810 0R Jumper 0805 . . . . . . . . . . . 4822 051 20008
4812 0R Jumper 0805 . . . . . . . . . . . 4822 051 20008
4817 0R Jumper 0805 . . . . . . . . . . . 4822 051 20008
4818 0R Jumper 0805 . . . . . . . . . . . 4822 051 20008
4819 0R Jumper 0805 . . . . . . . . . . . 4822 051 20008
4820 0R Jumper 0805 . . . . . . . . . . . 4822 051 20008
4821 0R Jumper 0805 . . . . . . . . . . . 4822 051 20008
4822 0R Jumper 0805 . . . . . . . . . . . 4822 051 20008
4823 0R Jumper 0805 . . . . . . . . . . . 4822 051 20008
4824 0R Jumper 0805 . . . . . . . . . . . 4822 051 20008
4825 0R Jumper 0805 . . . . . . . . . . . 4822 051 20008
4826 0R Jumper 0805 . . . . . . . . . . . 4822 051 20008
4827 0R Jumper 0805 . . . . . . . . . . . 4822 051 20008
4828 0R Jumper 0805 . . . . . . . . . . . 4822 051 20008
4830 0R Jumper 0805 . . . . . . . . . . . 4822 051 20008
4831 0R Jumper 0805 . . . . . . . . . . . 4822 051 20008
4832 0R Jumper 0805 . . . . . . . . . . . 4822 051 20008
4833 0R Jumper 0805 . . . . . . . . . . . 4822 051 20008
4834 0R Jumper 0805 . . . . . . . . . . . 4822 051 20008
4835 0R Jumper 0805 . . . . . . . . . . . 4822 051 20008
4836 0R Jumper 0805 . . . . . . . . . . . 4822 051 20008
4837 0R Jumper 0805 . . . . . . . . . . . 4822 051 20008
4838 0R Jumper 0805 . . . . . . . . . . . 4822 051 20008
4839 0R Jumper 0805 . . . . . . . . . . . 4822 051 20008
4840 0R Jumper 0805 . . . . . . . . . . . 4822 051 20008
4841 0R Jumper 0805 . . . . . . . . . . . 4822 051 20008
4842 0R Jumper 0805 . . . . . . . . . . . 4822 051 20008
4843 0R Jumper 0805 . . . . . . . . . . . 4822 051 20008
4844 0R Jumper 0805 . . . . . . . . . . . 4822 051 20008
4845 0R Jumper 0805 . . . . . . . . . . . 4822 051 20008
4846 0R Jumper 0805 . . . . . . . . . . . 4822 051 20008
4847 0R Jumper 0805 . . . . . . . . . . . 4822 051 20008
4848 0R Jumper 0805 . . . . . . . . . . . 4822 051 20008
4849 0R Jumper 0805 . . . . . . . . . . . 4822 051 20008
4876 0R Jumper 0805 . . . . . . . . . . . 4822 051 20008
5802 100uH. . . . . . . . . . . . . . . . 4822 156 31058
6871 BAS216 . . . . . . . . . . . . . . . 4822 130 83757
6872 BAS216 . . . . . . . . . . . . . . . 4822 130 83757
6873 BAS216 . . . . . . . . . . . . . . . 4822 130 83757
6874 BAS216 . . . . . . . . . . . . . . . 4822 130 83757
6875 BZX284-C5V1. . . . . . . . . . . . . 4822 130 11383
6877 BZX284-C3V9. . . . . . . . . . . . . 4822 130 11366
6878 BAS216 . . . . . . . . . . . . . . . 4822 130 83757
6879 BZX284-C3V9. . . . . . . . . . . . . 4822 130 11366
7801 IC SM TZA1025T/V2. . . . . . . . . . 9352 622 36118
7805 TDA1308T/N1. . . . . . . . . . . . . 4822 209 33165
7806 TDA7073A/N2. . . . . . . . . . . . . 4822 209 32852
7807 TDA7073A/N2. . . . . . . . . . . . . 4822 209 32852
7812 BC847B . . . . . . . . . . . . . . . 4822 130 60511
7871 TDA7073A/N2. . . . . . . . . . . . . 4822 209 32852
7873 HEF4094BT. . . . . . . . . . . . . . 5322 209 11306
7874 BC847B . . . . . . . . . . . . . . . 4822 130 60511
7875 BC847B . . . . . . . . . . . . . . . 4822 130 60511
7876 LC89170M . . . . . . . . . . . . . . 4822 209 16143
7877 SAA7325H . . . . . . . . . . . . . . 4822 209 17324
3CDC-LC-MB ELECTRICAL PARTS LIST
3CDC-LC-MB ELECTRICAL PARTS LIST
1800 FFC-CONNECTOR, 15P, SIDE ENTRY . . . 4822 265 10925
1805 FLEX FOIL CONNECTOR 15PIN. . . . . . 4822 265 10979
1805 FLEX FOIL CONNECTOR 23PIN. . . . . . 4822 265 11182
1805 FLEX FOIL CONNECTOR 19PIN. . . . . . 4822 265 11545
1875 FFC-CONNECTOR, 5P, SIDE ENTRY. . . . 4822 267 10958
1876 FLEX FOIL CONNECTOR 5PIN . . . . . . 2422 025 08332
1880 SWITCH, Tray in end position . . . . 4822 276 13503
1881 SWITCH, Drive up/down. . . . . . . . 4822 276 13503
1882 SWITCH, Position 1 . . . . . . . . . 4822 276 13503
1883 SWITCH, Position recognized. . . . . 4822 276 13503
8002 FLEX FOIL CABLE 5P, 200mm. . . . . . 3103 308 91990
8005 FLEX FOIL CABLE 15P, 170mm . . . . . 3103 308 91980
2800 180pF 5% . . . . . . . . . . . . . . 4822 126 10326
2801 220pF 5% 50V . . . . . . . . . . . . 4822 122 33575
2802 180pF 5% . . . . . . . . . . . . . . 4822 126 10326
2803 220pF 5% 50V . . . . . . . . . . . . 4822 122 33575
2804 47nF 10% 50V . . . . . . . . . . . . 4822 126 13751
2805 220pF 5% 50V . . . . . . . . . . . . 4822 122 33575
2806 220pF 5% 50V . . . . . . . . . . . . 4822 122 33575
2807 330pF 5% 50V . . . . . . . . . . . . 5322 122 31863
2808 220pF 5% 50V . . . . . . . . . . . . 4822 122 33575
2809 220pF 5% 50V . . . . . . . . . . . . 4822 122 33575
2810 180pF 5% . . . . . . . . . . . . . . 4822 126 10326
2811 220pF 5% 50V . . . . . . . . . . . . 4822 122 33575
2812 100nF 10% 50V. . . . . . . . . . . . 4822 126 14585
2813 100nF 10% 50V. . . . . . . . . . . . 4822 126 14585
2814 47uF 20% 25V . . . . . . . . . . . . 4822 124 40433
2815 220nF 20% 25V. . . . . . . . . . . . 4822 126 14076
2816 1,5nF 5% 63V . . . . . . . . . . . . 4822 126 13344
2817 100nF 10% 50V. . . . . . . . . . . . 4822 126 14585
2818 1,5nF 5% 63V . . . . . . . . . . . . 4822 126 13344
2819 47uF 20% 25V . . . . . . . . . . . . 4822 124 40433
2820 47uF 20% 25V . . . . . . . . . . . . 4822 124 40433
2821 100nF 10% 50V. . . . . . . . . . . . 4822 126 14585
2822 2,2nF 10% 50V. . . . . . . . . . . . 2222 861 15222
2823 56pF 1% 63V. . . . . . . . . . . . . 4822 126 13693
2824 47nF 10% 50V . . . . . . . . . . . . 4822 126 13751
2825 10nF 20% 50V . . . . . . . . . . . . 4822 122 33177
2826 47uF 20% 4V. . . . . . . . . . . . . 4822 124 12362
2828 47uF 20% 4V. . . . . . . . . . . . . 4822 124 12362
2829 1nF 10% 63V. . . . . . . . . . . . . 5322 122 31647
2830 47nF 10% 50V . . . . . . . . . . . . 4822 126 13751
2831 100pF 5% 50V . . . . . . . . . . . . 5322 122 32531
2832 100pF 5% 50V . . . . . . . . . . . . 5322 122 32531
2833 33pF 5% 50V. . . . . . . . . . . . . 5322 122 32659
2834 33pF 5% 50V. . . . . . . . . . . . . 5322 122 32659
2835 47nF 10% 50V . . . . . . . . . . . . 4822 126 13751
2836 100nF 10% 50V. . . . . . . . . . . . 4822 126 14585
2837 47uF 20% 25V . . . . . . . . . . . . 4822 124 40433
2838 10uF 20% 63V . . . . . . . . . . . . 4822 124 40248
2839 100nF 10% 50V. . . . . . . . . . . . 4822 126 14585
2840 100nF 10% 50V. . . . . . . . . . . . 4822 126 14585
2841 1nF 10% 63V. . . . . . . . . . . . . 5322 122 31647
2842 220pF 10%. . . . . . . . . . . . . . 5322 126 10794
2843 100nF 10% 50V. . . . . . . . . . . . 4822 126 14585
2844 470pF 10% 63V. . . . . . . . . . . . 5322 122 34099
2845 100nF 10% 50V. . . . . . . . . . . . 4822 126 14585
2846 220pF 5% 50V . . . . . . . . . . . . 4822 122 33575
2847 100nF 10% 50V. . . . . . . . . . . . 4822 126 14585
2848 150pF 5% 63V . . . . . . . . . . . . 5322 122 33538
2849 4,7uF 20% 100V . . . . . . . . . . . 4822 124 40769
2850 1nF 10% 63V. . . . . . . . . . . . . 5322 122 31647
2851 220uF 20% 4V . . . . . . . . . . . . 4822 124 42383
2852 47nF 10% 50V . . . . . . . . . . . . 4822 126 13751
2853 22nF 10% 63V . . . . . . . . . . . . 5322 122 32654
2854 47nF 10% 50V . . . . . . . . . . . . 4822 126 13751
2855 470pF 10% 63V. . . . . . . . . . . . 5322 122 34099
2856 27pF 1% 63V. . . . . . . . . . . . . 4822 126 13691
2857 220pF 5% 50V . . . . . . . . . . . . 4822 122 33575
2858 220uF 20% 16V. . . . . . . . . . . . 4822 124 12245
2859 220pF 5% 50V . . . . . . . . . . . . 4822 122 33575
2860 10uF 20% 16V . . . . . . . . . . . . 4822 124 11947
2861 10uF 20% 16V . . . . . . . . . . . . 4822 124 11947
2862 220pF 5% 50V . . . . . . . . . . . . 4822 122 33575
2863 220pF 5% 50V . . . . . . . . . . . . 4822 122 33575
2864 22pF 5% 50V. . . . . . . . . . . . . 5322 122 32658
2865 22nF 10% 63V . . . . . . . . . . . . 5322 122 32654
2866 150pF 5% 63V . . . . . . . . . . . . 5322 122 33538
2867 220pF 5% 50V . . . . . . . . . . . . 4822 122 33575
2868 1nF 10% 63V. . . . . . . . . . . . . 5322 122 31647
2869 47nF 10% 50V . . . . . . . . . . . . 4822 126 13751
2870 100nF 10% 50V. . . . . . . . . . . . 4822 126 14585
2871 100nF 10% 50V. . . . . . . . . . . . 4822 126 14585
2872 47nF 10% 50V . . . . . . . . . . . . 4822 126 13751
2873 47uF 20% 25V . . . . . . . . . . . . 4822 124 40433
2874 100nF 10% 50V. . . . . . . . . . . . 4822 126 14585
S = Safety Part Be sure to use exact replacement part.
FWC100C37 (continued) Page: 7
2875 1uF 20% 16V. . . . . . . . . . . . . 4822 126 14043
2876 220uF 20% 16V. . . . . . . . . . . . 4822 124 12245
2877 47pF 1% 63V. . . . . . . . . . . . . 4822 126 13692
2878 220pF 5% 50V . . . . . . . . . . . . 4822 122 33575
2879 100nF 10% 50V. . . . . . . . . . . . 4822 126 14585
2880 1uF 20% 16V. . . . . . . . . . . . . 4822 126 14043
2881 4,7uF 20% 100V . . . . . . . . . . . 4822 124 40769
2882 220pF 5% 50V . . . . . . . . . . . . 4822 122 33575
2883 100nF 10% 50V. . . . . . . . . . . . 4822 126 14585
2884 4,7uF 20% 100V . . . . . . . . . . . 4822 124 40769
2885 4,7uF 20% 100V . . . . . . . . . . . 4822 124 40769
2887 100nF 10% 50V. . . . . . . . . . . . 4822 126 14585
2888 4,7uF 20% 100V . . . . . . . . . . . 4822 124 40769
2891 220pF 5% 50V . . . . . . . . . . . . 4822 122 33575
2892 4,7nF 10% 63V. . . . . . . . . . . . 5322 126 10223
2893 220pF 5% 50V . . . . . . . . . . . . 4822 122 33575
3700 470 ohm 5% 0,1W. . . . . . . . . . . 4822 051 20471
3701 470k ohm 5% 0,1W . . . . . . . . . . 4822 051 20474
3702 470k ohm 5% 0,1W . . . . . . . . . . 4822 051 20474
3703 47k ohm 1% 0,1W. . . . . . . . . . . 4822 117 10834
3704 47k ohm 1% 0,1W. . . . . . . . . . . 4822 117 10834
3705 220 ohm 5% 0,1W. . . . . . . . . . . 4822 117 11503
3706 470 ohm 5% 0,1W. . . . . . . . . . . 4822 051 20471
3707 470 ohm 5% 0,1W. . . . . . . . . . . 4822 051 20471
3708 470 ohm 5% 0,1W. . . . . . . . . . . 4822 051 20471
3709 1 ohm 5% 0,1W. . . . . . . . . . . . 4822 051 20108
3710 470k ohm 5% 0,1W . . . . . . . . . . 4822 051 20474
3711 10k ohm 1% 0,1W. . . . . . . . . . . 4822 117 10833
3712 10 ohm 5% 0,1W . . . . . . . . . . . 4822 051 20109
3713 22k ohm 5% 0,1W. . . . . . . . . . . 4822 051 20223
3714 10k ohm 1% 0,1W. . . . . . . . . . . 4822 117 10833
3715 100k ohm 1% 0,1W . . . . . . . . . . 4822 117 10837
3716 470 ohm 5% 0,1W. . . . . . . . . . . 4822 051 20471
3718 4,7k ohm 5% 0,1W . . . . . . . . . . 4822 051 20472
3719 470k ohm 5% 0,1W . . . . . . . . . . 4822 051 20474
3727 4,7k ohm 5% 0,1W . . . . . . . . . . 4822 051 20472
3728 4,7k ohm 5% 0,1W . . . . . . . . . . 4822 051 20472
3730 33k ohm 5% 0,1W. . . . . . . . . . . 4822 051 20333
3731 10k ohm 1% 0,1W. . . . . . . . . . . 4822 117 10833
3732 470 ohm 5% 0,1W. . . . . . . . . . . 4822 051 20471
3733 470 ohm 5% 0,1W. . . . . . . . . . . 4822 051 20471
3734 470 ohm 5% 0,1W. . . . . . . . . . . 4822 051 20471
3740 22k ohm 5% 0,1W. . . . . . . . . . . 4822 051 20223
3741 22k ohm 5% 0,1W. . . . . . . . . . . 4822 051 20223
3742 22k ohm 5% 0,1W. . . . . . . . . . . 4822 051 20223
3743 22k ohm 5% 0,1W. . . . . . . . . . . 4822 051 20223
3744 10k ohm 1% 0,1W. . . . . . . . . . . 4822 117 10833
3746 10k ohm 1% 0,1W. . . . . . . . . . . 4822 117 10833
3750 1k ohm 2% 0,25W. . . . . . . . . . . 4822 051 10102
3751 1k ohm 2% 0,25W. . . . . . . . . . . 4822 051 10102
3752 39 ohm 5% 0,1W . . . . . . . . . . . 4822 051 20399
3753 47k ohm 1% 0,1W. . . . . . . . . . . 4822 117 10834
3754 27k ohm 1% 0,1W. . . . . . . . . . . 4822 117 12024
3755 10k ohm 1% 0,1W. . . . . . . . . . . 4822 117 10833
3756 33k ohm 1% 0,1W. . . . . . . . . . . 2120 108 92632
3757 39 ohm 5% 0,1W . . . . . . . . . . . 4822 051 20399
3758 10k ohm 1% 0,1W. . . . . . . . . . . 4822 117 10833
3759 33k ohm 1% 0,1W. . . . . . . . . . . 2120 108 92632
3760 39 ohm 5% 0,1W . . . . . . . . . . . 4822 051 20399
3761 10k ohm 1% 0,1W. . . . . . . . . . . 4822 117 10833
3762 33k ohm 1% 0,1W. . . . . . . . . . . 2120 108 92632
3763 47 ohm 5% 0,1W . . . . . . . . . . . 4822 051 20479
3764 10k ohm 1% 0,1W. . . . . . . . . . . 4822 117 10833
3765 33k ohm 1% 0,1W. . . . . . . . . . . 2120 108 92632
3766 47 ohm 5% 0,1W . . . . . . . . . . . 4822 051 20479
3773 27k ohm 1% 0,1W. . . . . . . . . . . 4822 117 12024
3775 27k ohm 1% 0,1W. . . . . . . . . . . 4822 117 12024
3800 56k ohm 1% 0,1W. . . . . . . . . . . 4822 117 11148
3801 10k ohm 1% 0,1W. . . . . . . . . . . 4822 117 10833
3802 56k ohm 1% 0,1W. . . . . . . . . . . 4822 117 11148
3803 10k ohm 1% 0,1W. . . . . . . . . . . 4822 117 10833
3804 10k ohm 1% 0,1W. . . . . . . . . . . 4822 117 10833
3805 10k ohm 1% 0,1W. . . . . . . . . . . 4822 117 10833
3806 10k ohm 1% 0,1W. . . . . . . . . . . 4822 117 10833
3807 10k ohm 1% 0,1W. . . . . . . . . . . 4822 117 10833
3808 10k ohm 1% 0,1W. . . . . . . . . . . 4822 117 10833
3809 330 ohm 1% 0,1W. . . . . . . . . . . 4822 117 13577
3810 39 ohm 5% 0,1W . . . . . . . . . . . 4822 051 20399
3811 27k ohm 5% 0,1W. . . . . . . . . . . 4822 051 20273
3812 47k ohm 1% 0,1W. . . . . . . . . . . 4822 117 10834
3813 39 ohm 5% 0,1W . . . . . . . . . . . 4822 051 20399
3814 33 ohm 5% 0,1W . . . . . . . . . . . 4822 051 20339
3815 4,7 ohm 5% NFR . . . . . . . . . . . 4822 052 10478
3816 47k ohm 1% 0,1W. . . . . . . . . . . 4822 117 10834
3817 2,2 ohm 5% 0,33W . . . . . . . . . . 4822 052 10228
3818 39 ohm 5% 0,1W . . . . . . . . . . . 4822 051 20399
3819 470 ohm 5% 0,1W. . . . . . . . . . . 4822 051 20471
3820 4,7k ohm 5% 0,1W . . . . . . . . . . 4822 051 20472
3821 4,7k ohm 5% 0,1W . . . . . . . . . . 4822 051 20472
3822 2,7k ohm 1% 0,1W . . . . . . . . . . 4822 117 12955
3823 1k ohm 2% 0,25W. . . . . . . . . . . 4822 051 10102
3824 1k ohm 2% 0,25W. . . . . . . . . . . 4822 051 10102
3825 1k ohm 2% 0,25W. . . . . . . . . . . 4822 051 10102
3826 22k ohm 5% 0,1W. . . . . . . . . . . 4822 051 20223
3827 27k ohm 5% 0,1W. . . . . . . . . . . 4822 051 20273
3828 22k ohm 5% 0,1W. . . . . . . . . . . 4822 051 20223
3829 47k ohm 1% 0,1W. . . . . . . . . . . 4822 117 10834
3830 27k ohm 1% 0,1W. . . . . . . . . . . 4822 117 12024
3831 100 ohm 5% 0,1W. . . . . . . . . . . 4822 051 20101
3832 10k ohm 1% 0,1W. . . . . . . . . . . 4822 117 10833
3833 22k ohm 5% 0,1W. . . . . . . . . . . 4822 051 20223
3834 22k ohm 5% 0,1W. . . . . . . . . . . 4822 051 20223
3835 47k ohm 1% 0,1W. . . . . . . . . . . 4822 117 10834
3836 27k ohm 1% 0,1W. . . . . . . . . . . 4822 117 12024
3837 1k ohm 2% 0,25W. . . . . . . . . . . 4822 051 10102
3838 1k ohm 2% 0,25W. . . . . . . . . . . 4822 051 10102
3839 27k ohm 5% 0,1W. . . . . . . . . . . 4822 051 20273
3840 27k ohm 5% 0,1W. . . . . . . . . . . 4822 051 20273
3841 47k ohm 1% 0,1W. . . . . . . . . . . 4822 117 10834
3842 10k ohm 1% 0,1W. . . . . . . . . . . 4822 117 10833
3843 2,7k ohm 1% 0,1W . . . . . . . . . . 4822 117 12955
3844 27k ohm 1% 0,1W. . . . . . . . . . . 4822 117 12024
3845 10k ohm 1% 0,1W. . . . . . . . . . . 4822 117 10833
3846 2,7k ohm 1% 0,1W . . . . . . . . . . 4822 117 12955
3847 39 ohm 5% 0,1W . . . . . . . . . . . 4822 051 20399
3848 18k ohm 2% 0,1W. . . . . . . . . . . 4822 117 10965
3849 18k ohm 2% 0,1W. . . . . . . . . . . 4822 117 10965
3850 39 ohm 5% 0,1W . . . . . . . . . . . 4822 051 20399
3851 2,2 ohm 5% 0,33W . . . . . . . . . . 4822 052 10228
3852 2,2 ohm 5% 0,33W . . . . . . . . . . 4822 052 10228
3853 470 ohm 5% 0,1W. . . . . . . . . . . 4822 051 20471
3854 100 ohm 5% 0,1W. . . . . . . . . . . 4822 051 20101
3855 100 ohm 5% 0,1W. . . . . . . . . . . 4822 051 20101
3856 68 ohm 1% 0,1W . . . . . . . . . . . 4822 117 12521
3857 68 ohm 1% 0,1W . . . . . . . . . . . 4822 117 12521
3858 22k ohm 5% 0,1W. . . . . . . . . . . 4822 051 20223
3859 22k ohm 5% 0,1W. . . . . . . . . . . 4822 051 20223
3860 10k ohm 1% 0,1W. . . . . . . . . . . 4822 117 10833
3861 10k ohm 1% 0,1W. . . . . . . . . . . 4822 117 10833
3862 120 ohm 5% 0,1W. . . . . . . . . . . 4822 051 20121
3863 100 ohm 5% 0,1W. . . . . . . . . . . 4822 051 20101
3863 33 ohm 5% 0,1W . . . . . . . . . . . 4822 051 20339
3864 100 ohm 5% 0,1W. . . . . . . . . . . 4822 051 20101
3865 2,2 ohm 5% 0,33W . . . . . . . . . . 4822 052 10228
3866 10k ohm 1% 0,1W. . . . . . . . . . . 4822 117 10833
3867 120 ohm 5% 0,1W. . . . . . . . . . . 4822 051 20121
3869 4,7 ohm 5% 0,1W. . . . . . . . . . . 4822 051 20478
3870 100 ohm 5% 0,1W. . . . . . . . . . . 4822 051 20101
3871 10k ohm 1% 0,1W. . . . . . . . . . . 4822 117 10833
3873 470 ohm 5% 0,1W. . . . . . . . . . . 4822 051 20471
3875 10k ohm 1% 0,1W. . . . . . . . . . . 4822 117 10833
3876 100k ohm 1% 0,1W . . . . . . . . . . 4822 117 10837
3877 10k ohm 1% 0,1W. . . . . . . . . . . 4822 117 10833
3878 10k ohm 1% 0,1W. . . . . . . . . . . 4822 117 10833
3879 27k ohm 5% 0,1W. . . . . . . . . . . 4822 051 20273
3880 470k ohm 5% 0,1W . . . . . . . . . . 4822 051 20474
3881 27k ohm 5% 0,1W. . . . . . . . . . . 4822 051 20273
3882 470k ohm 5% 0,1W . . . . . . . . . . 4822 051 20474
3883 27k ohm 5% 0,1W. . . . . . . . . . . 4822 051 20273
3884 470k ohm 5% 0,1W . . . . . . . . . . 4822 051 20474
3885 27k ohm 5% 0,1W. . . . . . . . . . . 4822 051 20273
3886 470k ohm 5% 0,1W . . . . . . . . . . 4822 051 20474
3887 220 ohm 5% 0,1W. . . . . . . . . . . 4822 117 11503
3888 10k ohm 1% 0,1W. . . . . . . . . . . 4822 117 10833
3889 470 ohm 5% 0,1W. . . . . . . . . . . 4822 051 20471
3890 1k ohm 2% 0,25W. . . . . . . . . . . 4822 051 10102
3891 1k ohm 2% 0,25W. . . . . . . . . . . 4822 051 10102
3892 470 ohm 5% 0,1W. . . . . . . . . . . 4822 051 20471
3893 470 ohm 5% 0,1W. . . . . . . . . . . 4822 051 20471
3894 100 ohm 5% 0,1W. . . . . . . . . . . 4822 051 20101
3895 15 ohm 5% 0,1W . . . . . . . . . . . 4822 051 20159
3896 2,2 ohm 5% 0,33W . . . . . . . . . . 4822 052 10228
3897 100 ohm 5% 0,1W. . . . . . . . . . . 4822 051 20101
3898 220 ohm 5% 0,1W. . . . . . . . . . . 4822 117 11503
3899 100 ohm 5% 0,1W. . . . . . . . . . . 4822 051 20101
4800 CHIP JUMPER 0805 . . . . . . . . . . 4822 051 20008
4801 CHIP JUMPER 0805 . . . . . . . . . . 4822 051 20008
4802 CHIP JUMPER 0805 . . . . . . . . . . 4822 051 20008
4804 CHIP JUMPER 0805 . . . . . . . . . . 4822 051 20008
4805 CHIP JUMPER 0805 . . . . . . . . . . 4822 051 20008
4806 CHIP JUMPER 0805 . . . . . . . . . . 4822 051 20008
4807 CHIP JUMPER 0805 . . . . . . . . . . 4822 051 20008
4808 CHIP JUMPER 0805 . . . . . . . . . . 4822 051 20008
4809 CHIP JUMPER 0805 . . . . . . . . . . 4822 051 20008
4810 CHIP JUMPER 0805 . . . . . . . . . . 4822 051 20008
4812 CHIP JUMPER 0805 . . . . . . . . . . 4822 051 20008
4814 CHIP JUMPER 0805 . . . . . . . . . . 4822 051 20008
4815 CHIP JUMPER 0805 . . . . . . . . . . 4822 051 20008
4816 CHIP JUMPER 0805 . . . . . . . . . . 4822 051 20008
4817 CHIP JUMPER 0805 . . . . . . . . . . 4822 051 20008
4818 CHIP JUMPER 0805 . . . . . . . . . . 4822 051 20008
4819 CHIP JUMPER 0805 . . . . . . . . . . 4822 051 20008
4820 CHIP JUMPER 0805 . . . . . . . . . . 4822 051 20008
4821 CHIP JUMPER 0805 . . . . . . . . . . 4822 051 20008
S = Safety Part Be sure to use exact replacement part.
FWC100C37 (continued) Page: 8
4822 CHIP JUMPER 0805 . . . . . . . . . . 4822 051 20008
4823 CHIP JUMPER 0805 . . . . . . . . . . 4822 051 20008
4824 CHIP JUMPER 0805 . . . . . . . . . . 4822 051 20008
4825 CHIP JUMPER 0805 . . . . . . . . . . 4822 051 20008
4826 CHIP JUMPER 0805 . . . . . . . . . . 4822 051 20008
4827 CHIP JUMPER 0805 . . . . . . . . . . 4822 051 20008
4828 CHIP JUMPER 0805 . . . . . . . . . . 4822 051 20008
4831 CHIP JUMPER 0805 . . . . . . . . . . 4822 051 20008
4832 CHIP JUMPER 0805 . . . . . . . . . . 4822 051 20008
4834 CHIP JUMPER 0805 . . . . . . . . . . 4822 051 20008
4835 CHIP JUMPER 0805 . . . . . . . . . . 4822 051 20008
4836 CHIP JUMPER 0805 . . . . . . . . . . 4822 051 20008
4838 CHIP JUMPER 0805 . . . . . . . . . . 4822 051 20008
4843 CHIP JUMPER 0805 . . . . . . . . . . 4822 051 20008
4845 CHIP JUMPER 0805 . . . . . . . . . . 4822 051 20008
4846 CHIP JUMPER 0805 . . . . . . . . . . 4822 051 20008
4847 CHIP JUMPER 0805 . . . . . . . . . . 4822 051 20008
4849 CHIP JUMPER 0805 . . . . . . . . . . 4822 051 20008
4856 CHIP JUMPER 0805 . . . . . . . . . . 4822 051 20008
4857 CHIP JUMPER 0805 . . . . . . . . . . 4822 051 20008
4858 CHIP JUMPER 0805 . . . . . . . . . . 4822 051 20008
4859 CHIP JUMPER 0805 . . . . . . . . . . 4822 051 20008
4860 CHIP JUMPER 0805 . . . . . . . . . . 4822 051 20008
4861 CHIP JUMPER 0805 . . . . . . . . . . 4822 051 20008
4862 CHIP JUMPER 0805 . . . . . . . . . . 4822 051 20008
4863 CHIP JUMPER 0805 . . . . . . . . . . 4822 051 20008
4864 CHIP JUMPER 0805 . . . . . . . . . . 4822 051 20008
4865 CHIP JUMPER 0805 . . . . . . . . . . 4822 051 20008
4867 CHIP JUMPER 0805 . . . . . . . . . . 4822 051 20008
4868 CHIP JUMPER 0805 . . . . . . . . . . 4822 051 20008
4869 CHIP JUMPER 0805 . . . . . . . . . . 4822 051 20008
4870 CHIP JUMPER 0805 . . . . . . . . . . 4822 051 20008
4876 CHIP JUMPER 0805 . . . . . . . . . . 4822 051 20008
4879 CHIP JUMPER 0805 . . . . . . . . . . 4822 051 20008
4884 CHIP JUMPER 0805 . . . . . . . . . . 4822 051 20008
4885 CHIP JUMPER 0805 . . . . . . . . . . 4822 051 20008
4886 CHIP JUMPER 0805 . . . . . . . . . . 4822 051 20008
4887 CHIP JUMPER 0805 . . . . . . . . . . 4822 051 20008
4890 CHIP JUMPER 0805 . . . . . . . . . . 4822 051 20008
4893 CHIP JUMPER 0805 . . . . . . . . . . 4822 051 20008
4894 CHIP JUMPER 0805 . . . . . . . . . . 4822 051 20008
4896 CHIP JUMPER 0805 . . . . . . . . . . 4822 051 20008
4897 CHIP JUMPER 0805 . . . . . . . . . . 4822 051 20008
1810 RESONATOR 8MHZ . . . . . . . . . . . 2422 543 01068
1810 CERAMIC RES. 8,46MHz . . . . . . . . 4822 242 73557
5802 FILTER DIGITAL OUT . . . . . . . . . 4822 156 31058
6871 BAS316 . . . . . . . . . . . . . . . 4822 130 11397
6872 BAS316 . . . . . . . . . . . . . . . 4822 130 11397
6873 BAS316 . . . . . . . . . . . . . . . 4822 130 11397
6874 BAS316 . . . . . . . . . . . . . . . 4822 130 11397
6875 BZX284-C5V1. . . . . . . . . . . . . 9340 548 52115
6877 BZX284-C3V9. . . . . . . . . . . . . 9322 129 34685
6878 BAS316 . . . . . . . . . . . . . . . 4822 130 11397
6879 BZX284-C3V9. . . . . . . . . . . . . 9322 129 34685
7812 BC846B . . . . . . . . . . . . . . . 5322 130 60159
7874 BC846B . . . . . . . . . . . . . . . 5322 130 60159
7875 BC846B . . . . . . . . . . . . . . . 5322 130 60159
7801 TZA1025T/V2, HF-Amplifier. . . . . . 9352 622 36118
7805 TDA1308T/N1, OP AMP. . . . . . . . . 4822 209 33165
7806 TCA0372DP1, Motor driver . . . . . . 4822 209 62059
7807 TCA0372DP1, Motor driver . . . . . . 4822 209 62059
7808 TCA0372DP1, Motor driver . . . . . . 4822 209 62059
7821 TCA0372DP1, Motor driver . . . . . . 4822 209 62059
7822 TCA0372DP1, Motor driver . . . . . . 4822 209 62059
7873 HEF4094BT, Shift register. . . . . . 5322 209 11306
7876 LC89170M, CD TEXT IC . . . . . . . . 4822 209 16143
7877 SAA7325H/M2B Signal processor CD10 . 9352 642 17557
COMBI BOARD ELECTRICAL PARTS LIST
COMBI BOARD ELECTRICAL PARTS LIST
S 1201 Mains Socket . . . . . . . . . . . . 4822 265 31015
S 1201 Mains Socket /37 . . . . . . . . . . 4822 265 31016
S 1202 Voltage Selector /21/21M . . . . . . 4822 272 10269
S 1205 Fuse T800mA 250V /21/21M . . . . . . 4822 071 58001
S 1206 Fuse T1.6A 250V. . . . . . . . . . . 4822 071 51602
S 1206 Fuse T2A 250V /37. . . . . . . . . . 4822 253 10128
S 1207 Fuse T1.6A 250V. . . . . . . . . . . 4822 071 51602
S 1207 Fuse T2A 250V /37. . . . . . . . . . 4822 253 10128
S 1208 Fuse T315mA 250V . . . . . . . . . . 4822 071 53151
S 1208 Fuse T315mA 250V /37 . . . . . . . . 4822 252 51151
S 1209 Fuse T1.6A 250V /21/21M. . . . . . . 4822 071 51602
1322 Loudspeaker Socket . . . . . . . . . 4822 267 31176
1325 Headphone Socket . . . . . . . . . . 4822 265 11529
1431 Tact Switch. . . . . . . . . . . . . 4822 276 13775
1432 Tact Switch. . . . . . . . . . . . . 4822 276 13775
1433 Tact Switch. . . . . . . . . . . . . 4822 276 13775
1434 Tact Switch. . . . . . . . . . . . . 4822 276 13775
1435 Tact Switch. . . . . . . . . . . . . 4822 276 13775
1507 Aux.-in Socket . . . . . . . . . . . 4822 265 20553
1508 Flex Socket 16pin Vert.. . . . . . . 2422 025 14526
1509 Flex Socket 15pin Vert.. . . . . . . 4822 265 10981
1510 Flex Socket 9pin Vert. . . . . . . . 2422 025 14518
1517 Flex Socket 6pin Vert. . . . . . . . 4822 267 10731
2220 100nF 5% 63V . . . . . . . . . . . . 5322 121 42386
2221 100nF 5% 63V . . . . . . . . . . . . 5322 121 42386
2222 1uF 20% 63V. . . . . . . . . . . . . 4822 124 21913
2223 1uF 20% 63V. . . . . . . . . . . . . 4822 124 21913
2224 47nF 10% 50V . . . . . . . . . . . . 4822 121 51399
2225 4700uF 16V . . . . . . . . . . . . . 4822 124 11878
2226 220uF 20% 25V. . . . . . . . . . . . 4822 124 80144
2227 100uF 20% 63V. . . . . . . . . . . . 4822 124 40255
2228 47uF 20% 50V . . . . . . . . . . . . 4822 124 41751
2229 100nF 5% 63V . . . . . . . . . . . . 5322 121 42386
2243 3300uF 20% 35V . . . . . . . . . . . 4822 124 42367
2245 220uF 20% 25V. . . . . . . . . . . . 4822 124 80144
2301 22nF +80/-20% 25V. . . . . . . . . . 4822 126 11585
2302 22nF +80/-20% 25V. . . . . . . . . . 4822 126 11585
2320 47nF 50V . . . . . . . . . . . . . . 4822 126 12785
2323 1uF 20% 63V. . . . . . . . . . . . . 4822 124 21913
2324 1uF 20% 63V. . . . . . . . . . . . . 4822 124 21913
2325 470pF 10% 50V. . . . . . . . . . . . 4822 122 33519
2326 470pF 10% 50V. . . . . . . . . . . . 4822 122 33519
2327 47uF 20% 25V . . . . . . . . . . . . 4822 124 40433
2328 47uF 20% 25V . . . . . . . . . . . . 4822 124 40433
2329 47nF 10% 50V . . . . . . . . . . . . 4822 121 51399
2330 47nF 10% 50V . . . . . . . . . . . . 4822 121 51399
2331 1000uF 20% 16V . . . . . . . . . . . 4822 124 81144
2332 1000uF 20% 16V . . . . . . . . . . . 4822 124 81144
2333 47nF 10% 50V . . . . . . . . . . . . 4822 121 51399
2334 47nF 10% 50V . . . . . . . . . . . . 4822 121 51399
2335 22nF +80/-20% 25V. . . . . . . . . . 4822 126 11585
2336 22nF +80/-20% 25V. . . . . . . . . . 4822 126 11585
2337 47uF 20% 25V . . . . . . . . . . . . 4822 124 40433
2338 220uF 20% 25V. . . . . . . . . . . . 4822 124 80144
2339 100uF 20% 25V. . . . . . . . . . . . 4822 124 40207
2340 680pF 10% 50V. . . . . . . . . . . . 4822 126 14316
2341 470pF 10% 50V except /37 . . . . . . 4822 122 33519
2342 100uF 20% 25V. . . . . . . . . . . . 4822 124 40207
2346 22nF +80/-20% 25V. . . . . . . . . . 4822 126 11585
2346 10nF 20% 16V /37. . . . . . . . . . 4822 121 51387
2347 680pF 10% 50V. . . . . . . . . . . . 4822 126 14316
2348 680pF 10% 50V. . . . . . . . . . . . 4822 126 14316
2400 22pF 5% 50V. . . . . . . . . . . . . 4822 122 33191
2401 22pF 5% 50V. . . . . . . . . . . . . 4822 122 33191
2402 560pF 10% 50V. . . . . . . . . . . . 4822 122 10459
2404 47uF 20% 25V . . . . . . . . . . . . 4822 124 40433
2405 22nF +80/-20% 25V. . . . . . . . . . 4822 126 11585
2406 22nF +80/-20% 25V. . . . . . . . . . 4822 126 11585
2501 100pF 10% 50V. . . . . . . . . . . . 4822 122 33195
2502 100pF 10% 50V. . . . . . . . . . . . 4822 122 33195
2503 10uF 20% 63V . . . . . . . . . . . . 4822 124 40248
2504 10uF 20% 63V . . . . . . . . . . . . 4822 124 40248
2505 22uF 20% 50V . . . . . . . . . . . . 4822 124 81151
2507 22uF 20% 50V . . . . . . . . . . . . 4822 124 81151
2508 1uF 20% 63V. . . . . . . . . . . . . 4822 124 21913
2509 1uF 20% 63V. . . . . . . . . . . . . 4822 124 21913
2510 470pF 10% 50V. . . . . . . . . . . . 4822 122 33519
2511 470pF 10% 50V. . . . . . . . . . . . 4822 122 33519
2512 470pF 10% 50V. . . . . . . . . . . . 4822 122 33519
2513 470pF 10% 50V. . . . . . . . . . . . 4822 122 33519
2514 47nF 10% 50V . . . . . . . . . . . . 4822 121 51399
2515 47nF 10% 50V . . . . . . . . . . . . 4822 121 51399
2518 470pF 10% 50V. . . . . . . . . . . . 4822 122 33519
2519 470pF 10% 50V. . . . . . . . . . . . 4822 122 33519
2524 22pF 5% 50V. . . . . . . . . . . . . 4822 122 33191
2525 22pF 5% 50V. . . . . . . . . . . . . 4822 122 33191
2530 100pF 10% 50V. . . . . . . . . . . . 4822 122 33195
2531 100pF 10% 50V. . . . . . . . . . . . 4822 122 33195
2532 680pF 10% 50V. . . . . . . . . . . . 4822 126 14316
2533 680pF 10% 50V. . . . . . . . . . . . 4822 126 14316
2534 1,5nF 10% 16V. . . . . . . . . . . . 4822 126 12878
2535 1,5nF 10% 16V. . . . . . . . . . . . 4822 126 12878
2536 470uF 20% 16V. . . . . . . . . . . . 4822 124 80791
2537 100nF +80/-20% 50V . . . . . . . . . 4822 126 12882
2538 100nF +80/-20% 50V . . . . . . . . . 4822 126 12882
2539 33nF 10% 50V . . . . . . . . . . . . 4822 121 42476
2540 33nF 10% 50V . . . . . . . . . . . . 4822 121 42476
2541 47nF +80/-20% 50V. . . . . . . . . . 4822 126 12785
2542 47nF +80/-20% 50V. . . . . . . . . . 4822 126 12785
2545 100nF +80/-20% 50V . . . . . . . . . 4822 126 12882
2546 100nF +80/-20% 50V . . . . . . . . . 4822 126 12882
2547 100uF 20% 10V. . . . . . . . . . . . 4822 124 41584
2549 0,22uF 20% 63V . . . . . . . . . . . 4822 124 40746
2550 0,22uF 20% 63V . . . . . . . . . . . 4822 124 40746
2551 1uF 20% 63V. . . . . . . . . . . . . 4822 124 21913
2552 1uF 20% 63V. . . . . . . . . . . . . 4822 124 21913
2553 330pF 10% 50V. . . . . . . . . . . . 4822 126 12787
2554 330pF 10% 50V. . . . . . . . . . . . 4822 126 12787
2555 330pF 10% 50V. . . . . . . . . . . . 4822 126 12787
2556 330pF 10% 50V. . . . . . . . . . . . 4822 126 12787
2557 330pF 10% 50V. . . . . . . . . . . . 4822 126 12787
2558 330pF 10% 50V. . . . . . . . . . . . 4822 126 12787
2559 1uF 20% 63V. . . . . . . . . . . . . 4822 124 21913
2560 1uF 20% 63V. . . . . . . . . . . . . 4822 124 21913
S = Safety Part Be sure to use exact replacement part.
FWC100C37 (continued) Page: 9
2561 470pF 10% 50V except /37 . . . . . . 4822 122 33519
2562 470pF 10% 50V except /37 . . . . . . 4822 122 33519
2563 100pF 10% 50V. . . . . . . . . . . . 4822 122 33195
2564 330pF 10% 50V. . . . . . . . . . . . 4822 126 12787
2565 330pF 10% 50V. . . . . . . . . . . . 4822 126 12787
2566 100nF +80/-20% 50V . . . . . . . . . 4822 126 12882
2567 22nF +80/-20% 25V. . . . . . . . . . 4822 126 11585
2572 100nF +80/-20% 50V . . . . . . . . . 4822 126 12882
2575 47pF 5% 50V. . . . . . . . . . . . . 4822 122 33848
2576 47pF 5% 50V. . . . . . . . . . . . . 4822 122 33848
2577 470uF 20% 16V. . . . . . . . . . . . 4822 124 80791
2578 100uF 20% 25V. . . . . . . . . . . . 4822 124 40207
2580 10uF 20% 63V . . . . . . . . . . . . 4822 124 40248
2581 470uF 20% 10V. . . . . . . . . . . . 4822 124 80195
2589 470pF 10% 50V. . . . . . . . . . . . 4822 122 33519
2590 680pF 10% 50V. . . . . . . . . . . . 4822 126 14316
2591 47pF 5% 50V. . . . . . . . . . . . . 4822 122 33848
2592 47pF 5% 50V. . . . . . . . . . . . . 4822 122 33848
2593 47pF 5% 50V. . . . . . . . . . . . . 4822 122 33848
2594 47pF 5% 50V. . . . . . . . . . . . . 4822 122 33848
2597 56pF 5% 50V. . . . . . . . . . . . . 4822 122 10573
2598 56pF 5% 50V. . . . . . . . . . . . . 4822 122 10573
2598 47pF 5% 50V /37. . . . . . . . . . . 4822 122 33848
2599 680pF 10% 50V. . . . . . . . . . . . 4822 126 14316
2600 220pF 10% 50V. . . . . . . . . . . . 4822 122 10466
2600 680pF 10% 50V /37. . . . . . . . . . 4822 126 14316
9313 22nF +80/-20% 25V. . . . . . . . . . 4822 126 11585
3208 10M 5% 0,5W /37 . . . . . . . . . . 4822 053 21106
3213 1k 1% 0,4W . . . . . . . . . . . . . 4822 050 11002
3214 4R7 1% 0,6W. . . . . . . . . . . . . 4822 050 24708
3242 4R7 1% 0,6W. . . . . . . . . . . . . 4822 050 24708
3246 100R 5% 0,5W . . . . . . . . . . . . 4822 116 52175
3247 100R 5% 0,5W . . . . . . . . . . . . 4822 116 52175
3248 100R 5% 0,5W . . . . . . . . . . . . 4822 116 52175
3249 100R 5% 0,5W . . . . . . . . . . . . 4822 116 52175
3252 1k 1% 0,4W . . . . . . . . . . . . . 4822 050 11002
3253 4R7 1% 0,6W. . . . . . . . . . . . . 4822 050 24708
3256 10k 1% 0,6W. . . . . . . . . . . . . 4822 050 21003
3257 10k 1% 0,6W. . . . . . . . . . . . . 4822 050 21003
3258 4k7 5% 0,5W. . . . . . . . . . . . . 4822 116 52283
3259 10k 1% 0,6W. . . . . . . . . . . . . 4822 050 21003
3260 220R 5% 0,5W . . . . . . . . . . . . 4822 116 83872
3261 12k 5% 0,5W. . . . . . . . . . . . . 4822 116 52238
3263 10k 1% 0,6W. . . . . . . . . . . . . 4822 050 21003
3264 5k6 5% 0,5W. . . . . . . . . . . . . 4822 116 52289
3265 22k 5% 0,5W. . . . . . . . . . . . . 4822 116 52257
3266 220R 5% 0,5W . . . . . . . . . . . . 4822 116 83872
3268 220R 5% 0,5W . . . . . . . . . . . . 4822 116 83872
3269 2k2 5% 0,5W. . . . . . . . . . . . . 4822 116 52256
3272 120R 5% 0,5W . . . . . . . . . . . . 4822 116 52206
3300 120R 5% 0,5W . . . . . . . . . . . . 4822 116 52206
3301 120R 5% 0,5W . . . . . . . . . . . . 4822 116 52206
3321 10k 1% 0,6W. . . . . . . . . . . . . 4822 050 21003
3322 10k 1% 0,6W. . . . . . . . . . . . . 4822 050 21003
3325 2k2 5% 0,5W. . . . . . . . . . . . . 4822 116 52256
3326 2k2 5% 0,5W. . . . . . . . . . . . . 4822 116 52256
3327 560R 5% 0,5W . . . . . . . . . . . . 4822 116 52226
3328 560R 5% 0,5W . . . . . . . . . . . . 4822 116 52226
3329 3k3 5% 0,5W. . . . . . . . . . . . . 4822 116 52269
3330 3k3 5% 0,5W. . . . . . . . . . . . . 4822 116 52269
S 3331 2R2 5% 0,33W . . . . . . . . . . . . 4822 052 10228
S 3332 2R2 5% 0,33W . . . . . . . . . . . . 4822 052 10228
S 3333 2R2 5% 0,33W . . . . . . . . . . . . 4822 052 10228
S 3334 2R2 5% 0,33W . . . . . . . . . . . . 4822 052 10228
3335 3k3 5% 0,5W. . . . . . . . . . . . . 4822 116 52269
3336 10k 1% 0,6W. . . . . . . . . . . . . 4822 050 21003
3337 39k 5% 0,5W. . . . . . . . . . . . . 4822 116 83882
3341 2k2 5% 0,5W. . . . . . . . . . . . . 4822 116 52256
3342 47k 5% 0,5W. . . . . . . . . . . . . 4822 116 83884
3400 2k2 5% 0,5W. . . . . . . . . . . . . 4822 116 52256
3401 2k2 5% 0,5W. . . . . . . . . . . . . 4822 116 52256
3402 2k2 5% 0,5W. . . . . . . . . . . . . 4822 116 52256
3403 2k2 5% 0,5W. . . . . . . . . . . . . 4822 116 52256
3404 2k2 5% 0,5W. . . . . . . . . . . . . 4822 116 52256
3405 470R 5% 0,5W . . . . . . . . . . . . 4822 116 83883
3406 2k2 5% 0,5W. . . . . . . . . . . . . 4822 116 52256
3407 2k2 5% 0,5W. . . . . . . . . . . . . 4822 116 52256
3408 10R 5% 0,5W. . . . . . . . . . . . . 4822 116 52176
3409 5k6 5% 0,5W. . . . . . . . . . . . . 4822 116 52289
3410 8k2 5% 0,5W. . . . . . . . . . . . . 4822 116 52303
3411 100R 5% 0,5W . . . . . . . . . . . . 4822 116 52175
3412 100R 5% 0,5W . . . . . . . . . . . . 4822 116 52175
3413 100R 5% 0,5W . . . . . . . . . . . . 4822 116 52175
3453 1k2 5% 0,5W. . . . . . . . . . . . . 4822 116 52207
3454 2k2 5% 0,5W. . . . . . . . . . . . . 4822 116 52256
3455 3k9 5% 0,5W. . . . . . . . . . . . . 4822 116 52276
3456 8k2 5% 0,5W. . . . . . . . . . . . . 4822 116 52303
3501 68k 5% 0,5W. . . . . . . . . . . . . 4822 116 52297
3502 68k 5% 0,5W. . . . . . . . . . . . . 4822 116 52297
3509 68k 5% 0,5W. . . . . . . . . . . . . 4822 116 52297
3510 68k 5% 0,5W. . . . . . . . . . . . . 4822 116 52297
3518 47k 5% 0,5W. . . . . . . . . . . . . 4822 116 83884
3519 47k 5% 0,5W. . . . . . . . . . . . . 4822 116 83884
3522 1M 5% 0,5W . . . . . . . . . . . . . 4822 116 83866
3523 1M 5% 0,5W . . . . . . . . . . . . . 4822 116 83866
3524 100k 5% 0,5W . . . . . . . . . . . . 4822 116 52234
3525 100k 5% 0,5W . . . . . . . . . . . . 4822 116 52234
3526 27k 5% 0,5W. . . . . . . . . . . . . 4822 116 52264
3527 27k 5% 0,5W. . . . . . . . . . . . . 4822 116 52264
3528 27k 5% 0,5W. . . . . . . . . . . . . 4822 116 52264
3529 27k 5% 0,5W. . . . . . . . . . . . . 4822 116 52264
3530 33k 1% 0,6W. . . . . . . . . . . . . 4822 050 23303
3531 33k 1% 0,6W. . . . . . . . . . . . . 4822 050 23303
3534 100k 5% 0,5W . . . . . . . . . . . . 4822 116 52234
3535 100k 5% 0,5W . . . . . . . . . . . . 4822 116 52234
3536 8k2 5% 0,5W. . . . . . . . . . . . . 4822 116 52303
3537 8k2 5% 0,5W. . . . . . . . . . . . . 4822 116 52303
3538 82k 5% 0,5W. . . . . . . . . . . . . 4822 116 52304
3539 82k 5% 0,5W. . . . . . . . . . . . . 4822 116 52304
3540 4k7 5% 0,5W. . . . . . . . . . . . . 4822 116 52283
3541 4k7 5% 0,5W. . . . . . . . . . . . . 4822 116 52283
3543 68k 5% 0,5W. . . . . . . . . . . . . 4822 116 52297
3544 68k 5% 0,5W. . . . . . . . . . . . . 4822 116 52297
3545 100k 5% 0,5W . . . . . . . . . . . . 4822 116 52234
3546 100k 5% 0,5W . . . . . . . . . . . . 4822 116 52234
3547 470R 5% 0,5W . . . . . . . . . . . . 4822 116 83883
3548 470R 5% 0,5W . . . . . . . . . . . . 4822 116 83883
3549 4k7 5% 0,5W. . . . . . . . . . . . . 4822 116 52283
3551 2R2 5% 0,5W. . . . . . . . . . . . . 4822 116 81154
3552 2R2 5% 0,5W. . . . . . . . . . . . . 4822 116 81154
3553 39k 5% 0,5W. . . . . . . . . . . . . 4822 116 83882
3554 39k 5% 0,5W. . . . . . . . . . . . . 4822 116 83882
3556 3k3 5% 0,5W. . . . . . . . . . . . . 4822 116 52269
3557 3k3 5% 0,5W. . . . . . . . . . . . . 4822 116 52269
3560 470R 5% 0,5W . . . . . . . . . . . . 4822 116 83883
3561 470R 5% 0,5W . . . . . . . . . . . . 4822 116 83883
3562 10k 1% 0,6W /21/21M. . . . . . . . . 4822 050 21003
3562 8k2 1% 0,6W. . . . . . . . . . . . . 4822 116 52303
3563 10k 1% 0,6W /21/21M. . . . . . . . . 4822 050 21003
3563 8k2 1% 0,6W. . . . . . . . . . . . . 4822 116 52303
3564 180R 5% 0,5W . . . . . . . . . . . . 4822 116 52213
3565 180R 5% 0,5W . . . . . . . . . . . . 4822 116 52213
3566 10k 1% 0,6W /21/21M. . . . . . . . . 4822 050 21003
3566 15k 1% 0,6W. . . . . . . . . . . . . 4822 116 52244
3567 10k 1% 0,6W /21/21M. . . . . . . . . 4822 050 21003
3567 15k 1% 0,6W. . . . . . . . . . . . . 4822 116 52244
3568 12k 5% 0,5W. . . . . . . . . . . . . 4822 116 52238
3569 12k 5% 0,5W. . . . . . . . . . . . . 4822 116 52238
3570 5k6 5% 0,5W /21/21M. . . . . . . . . 4822 116 52289
3570 10k 1% 0,6W. . . . . . . . . . . . . 4822 050 21003
3571 5k6 5% 0,5W /21/21M. . . . . . . . . 4822 116 52289
3571 10k 1% 0,6W. . . . . . . . . . . . . 4822 050 21003
3574 22k 5% 0,5W. . . . . . . . . . . . . 4822 116 52257
3575 22k 5% 0,5W. . . . . . . . . . . . . 4822 116 52257
3576 15k 5% 0,5W /21/21M. . . . . . . . . 4822 116 52244
3576 12k 5% 0,5W. . . . . . . . . . . . . 4822 116 52238
3577 15k 5% 0,5W /21/21M. . . . . . . . . 4822 116 52244
3577 12k 5% 0,5W. . . . . . . . . . . . . 4822 116 52238
3578 150k 5% 0,5W . . . . . . . . . . . . 4822 116 52245
3579 150k 5% 0,5W . . . . . . . . . . . . 4822 116 52245
3580 22k 5% 0,5W. . . . . . . . . . . . . 4822 116 52257
3581 22k 5% 0,5W. . . . . . . . . . . . . 4822 116 52257
3584 1k 1% 0,4W . . . . . . . . . . . . . 4822 050 11002
3585 47R 5% 0,5W. . . . . . . . . . . . . 4822 116 52195
3586 2k2 5% 0,5W. . . . . . . . . . . . . 4822 116 52256
3587 6k8 5% 0,5W. . . . . . . . . . . . . 4822 116 83961
3588 470R 5% 0,5W . . . . . . . . . . . . 4822 116 83883
S 3589 33R 5% 0,33W . . . . . . . . . . . . 4822 052 10339
3590 82k 5% 0,5W. . . . . . . . . . . . . 4822 116 52304
3591 82k 5% 0,5W. . . . . . . . . . . . . 4822 116 52304
3593 1k 1% 0,4W . . . . . . . . . . . . . 4822 050 11002
3594 1k 1% 0,4W . . . . . . . . . . . . . 4822 050 11002
3596 68k 5% 0,5W. . . . . . . . . . . . . 4822 116 52297
3597 68k 5% 0,5W. . . . . . . . . . . . . 4822 116 52297
3598 470R 5% 0,5W . . . . . . . . . . . . 4822 116 83883
3599 470R 5% 0,5W . . . . . . . . . . . . 4822 116 83883
3601 47k 5% 0,5W /21/21M. . . . . . . . . 4822 116 83884
3601 56k 5% 0,5W. . . . . . . . . . . . . 4822 116 52291
3602 47k 5% 0,5W /21/21M. . . . . . . . . 4822 116 83884
3602 56k 5% 0,5W. . . . . . . . . . . . . 4822 116 52291
3603 1M 5% 0,5W . . . . . . . . . . . . . 4822 116 83866
3604 1M 5% 0,5W . . . . . . . . . . . . . 4822 116 83866
3605 100k 5% 0,5W . . . . . . . . . . . . 4822 116 52234
3606 100k 5% 0,5W . . . . . . . . . . . . 4822 116 52234
3609 5k6 5% 0,5W. . . . . . . . . . . . . 4822 116 52289
3610 5k6 5% 0,5W. . . . . . . . . . . . . 4822 116 52289
3640 4k7 5% 0,5W. . . . . . . . . . . . . 4822 116 52283
3641 1k2 5% 0,5W. . . . . . . . . . . . . 4822 116 52207
3642 1k2 5% 0,5W. . . . . . . . . . . . . 4822 116 52207
5202 Choke Coil 400uH except /37. . . . . 4822 157 11832
5321 Coil 2,2uH 5%. . . . . . . . . . . . 4822 157 11477
5322 Coil 2,2uH 5%. . . . . . . . . . . . 4822 157 11477
5324 Coil 2,2uH 5%. . . . . . . . . . . . 4822 157 11477
5501 Coil 2,2uH 5%. . . . . . . . . . . . 4822 157 11477
S = Safety Part Be sure to use exact replacement part.
FWC100C37 (continued) Page: 10
5560 Coil 2,2uH 5%. . . . . . . . . . . . 4822 157 11477
5561 Coil 2,2uH 5% /37. . . . . . . . . . 4822 157 11477
6220 1N4003G. . . . . . . . . . . . . . . 4822 130 31878
6221 1N4003G. . . . . . . . . . . . . . . 4822 130 31878
6222 1N4003G. . . . . . . . . . . . . . . 4822 130 31878
6223 1N4003G. . . . . . . . . . . . . . . 4822 130 31878
6224 1N4003G. . . . . . . . . . . . . . . 4822 130 31878
6225 1N4003G. . . . . . . . . . . . . . . 4822 130 31878
6226 1N4003G. . . . . . . . . . . . . . . 4822 130 31878
6227 1N4003G. . . . . . . . . . . . . . . 4822 130 31878
6228 BZX79-B5V6 . . . . . . . . . . . . . 4822 130 34173
6229 BZX79-B33. . . . . . . . . . . . . . 4822 130 34142
6230 1N4003G. . . . . . . . . . . . . . . 4822 130 31878
6231 BZX79-B4V7 . . . . . . . . . . . . . 4822 130 34174
6232 1N4148 . . . . . . . . . . . . . . . 4822 130 30621
6233 1N4148 . . . . . . . . . . . . . . . 4822 130 30621
6235 1N4148 . . . . . . . . . . . . . . . 4822 130 30621
6236 BZX79-B4V7 . . . . . . . . . . . . . 4822 130 34174
6238 1N4003G /21/21M. . . . . . . . . . . 4822 130 31878
6239 1N4003G /21/21M. . . . . . . . . . . 4822 130 31878
6255 1N4003G. . . . . . . . . . . . . . . 4822 130 31878
6320 1N4148 . . . . . . . . . . . . . . . 4822 130 30621
6502 BZX79-B5V6 . . . . . . . . . . . . . 4822 130 34173
6549 1N4148 . . . . . . . . . . . . . . . 4822 130 30621
6550 1N4148 . . . . . . . . . . . . . . . 4822 130 30621
6551 1N4148 . . . . . . . . . . . . . . . 4822 130 30621
7241 BC547B . . . . . . . . . . . . . . . 4822 130 40959
7242 BC369. . . . . . . . . . . . . . . . 5322 130 44593
7244 BC547B . . . . . . . . . . . . . . . 4822 130 40959
7245 BC547B . . . . . . . . . . . . . . . 4822 130 40959
7247 BC337-25 . . . . . . . . . . . . . . 4822 130 40981
7248 BC337-25 . . . . . . . . . . . . . . 4822 130 40981
7249 BC327-25 . . . . . . . . . . . . . . 4822 130 41246
7250 L7812CP. . . . . . . . . . . . . . . 4822 209 33575
7320 BC337-25 . . . . . . . . . . . . . . 4822 130 40981
7321 BC337-25 . . . . . . . . . . . . . . 4822 130 40981
7322 BC327-25 . . . . . . . . . . . . . . 4822 130 41246
7391 AN7124 . . . . . . . . . . . . . . . 4822 209 12925
7400 BC327-25 . . . . . . . . . . . . . . 4822 130 41246
7401 BC337-25 . . . . . . . . . . . . . . 4822 130 40981
7402 HEF4094BP. . . . . . . . . . . . . . 5322 209 10421
7501 HEF4052BP. . . . . . . . . . . . . . 4822 209 10263
7503 BC550C . . . . . . . . . . . . . . . 4822 130 41096
7504 BC550C . . . . . . . . . . . . . . . 4822 130 41096
7505 ON4986 . . . . . . . . . . . . . . . 4822 130 44568
7506 ON4986 . . . . . . . . . . . . . . . 4822 130 44568
7507 ON4986 . . . . . . . . . . . . . . . 4822 130 44568
7508 ON4986 . . . . . . . . . . . . . . . 4822 130 44568
7530 HEF4069UBD . . . . . . . . . . . . . 4822 209 10264
7537 BC547B . . . . . . . . . . . . . . . 4822 130 40959
7538 BC547B . . . . . . . . . . . . . . . 4822 130 40959
7543 BC547B . . . . . . . . . . . . . . . 4822 130 40959
7544 BC547B . . . . . . . . . . . . . . . 4822 130 40959
7545 BC547B . . . . . . . . . . . . . . . 4822 130 40959
7546 BC547B . . . . . . . . . . . . . . . 4822 130 40959
7547 BC547B . . . . . . . . . . . . . . . 4822 130 40959
7548 BC547B . . . . . . . . . . . . . . . 4822 130 40959
MAIN UNIT MECHANICAL AND ACCESSORIES PARTS LIST
MAIN UNIT MECHANICAL AND ACCESSORIES
PARTS LIST
101 Cabinet Front Assembly . . . . . . . 3139 118 13520
105 Window CDC Control . . . . . . . . . 3139 118 10440
106 Button Set CDC Select. . . . . . . . 3139 118 13230
107 Cover Tray CDC-LC. . . . . . . . . . 3139 118 13210
108 Badge Philips. . . . . . . . . . . . 4822 454 13408
124 Window Display . . . . . . . . . . . 3139 118 13290
124 Window Display /37 . . . . . . . . . 3139 118 13530
131 Button Set Prog./Clock/DBB . . . . . 3139 118 13540
132 Button Power On/Off. . . . . . . . . 3139 118 13550
133 Button Set Source Select . . . . . . 3139 118 13240
135 Button Set Controls. . . . . . . . . 3139 118 13560
144 Cover Ring Volume. . . . . . . . . . 3139 118 13570
145 Button DSC . . . . . . . . . . . . . 3139 118 13580
146 Knob Volume Up/Down. . . . . . . . . 3139 118 13590
153 Cover Controls . . . . . . . . . . . 3139 118 13250
158 Cover Cassette Left. . . . . . . . . 3139 118 13600
159 Cover Cassette Right . . . . . . . . 3139 118 13610
160 Lens Cassette Left . . . . . . . . . 3139 114 71980
161 Lens Cassette Right. . . . . . . . . 3139 114 71990
162-167 Rec./PB button set . . . . . . . . . 8240 009 27040
168-172 Play button set. . . . . . . . . . . 8240 009 27050
197 Damper Assembly. . . . . . . . . . . 4822 529 10322
199 Spring Leaf. . . . . . . . . . . . . 4822 492 70231
200 Door Cassette (Mech.). . . . . . . . 4822 443 10881
201 Spring Cassette Door . . . . . . . . 4822 492 42709
251 Cabinet Rear /21/22/30 . . . . . . . 3139 114 69830
251 Cabinet Rear /21M/34 . . . . . . . . 3139 114 69840
251 Cabinet Rear /37 . . . . . . . . . . 3139 114 69850
252 Foot Rubber SQ . . . . . . . . . . . 4822 462 40683
255 Spacer 5mm . . . . . . . . . . . . . 4822 466 93148
260 Spring IC. . . . . . . . . . . . . . 4822 492 11734
350 LS Box /37 . . . . . . . . . . . . . 3139 118 78070
350 LS Box /22/34. . . . . . . . . . . . 3139 118 78080
350 LS Box /21/21M/30. . . . . . . . . . 3139 118 78140
351 FM Aerial 75R. . . . . . . . . . . . 4822 303 50063
351 FM Antenna Wire /37. . . . . . . . . 4822 320 11094
356 Rem. Cont. RC282430/01 . . . . . . . 3139 228 86180
384 AM Frame Aerial. . . . . . . . . . . 4822 303 50082
S 385 Mains Cord /21/21M/22/34 . . . . . . 4822 321 10249
S 385 Mains Cord /30 . . . . . . . . . . . 4822 321 10954
S 385 Mains Cord /37 . . . . . . . . . . . 4822 321 11466
S 386 Adapter Plug /21 . . . . . . . . . . 4822 263 21092
387 Instr. For Use /21/21M/30. . . . . . 3139 115 20360
387 Instruction For Use /22. . . . . . . 3139 115 20280
387 Instruction For Use /34. . . . . . . 3139 115 20330
387 Instruction For Use /37. . . . . . . 3139 115 20160
1450 Flex Cable 15pin 22cm BD . . . . . . 3139 110 34770
1451 Flex Cable 9pin 22cm AD. . . . . . . 4822 320 12604
1456 Flex Cable 16pin 22cm AD . . . . . . 3139 110 34180
1556 Flex Cable 6pin 40cm BD. . . . . . . 3139 110 34320
S 5001 Mains Transformer /21/21M. . . . . . 3139 118 32360
S 5001 Mains Transformer /22/30/34. . . . . 3139 118 32370
S 5001 Mains Transformer /37. . . . . . . . 3139 118 32350
LOUDSPEAKER BOX BREAKDOWN
LOUDSPEAKER BOX BREAKDOWN
Speaker 4" 3R 5W Black . . . . . . . 9965 000 06350
MAIN UNIT SCREW LIST
MAIN UNIT SCREW LIST
185 D3 x 25. . . . . . . . . . . . . . . -
198 D3 x 12. . . . . . . . . . . . . . . -
202 D3 x 12. . . . . . . . . . . . . . . -
205 D3 x 12. . . . . . . . . . . . . . . -
277 D3 x 12. . . . . . . . . . . . . . . -
278 D3 x 12. . . . . . . . . . . . . . . -
280 D3 x 12. . . . . . . . . . . . . . . -
282 D3 x 12. . . . . . . . . . . . . . . -
283 D3 x 16. . . . . . . . . . . . . . . -
284 M3 x 15. . . . . . . . . . . . . . . -
285 D3 x 16. . . . . . . . . . . . . . . -
286 D3 x 12. . . . . . . . . . . . . . . -
288 D3 x 12. . . . . . . . . . . . . . . -
289 D3 x 12. . . . . . . . . . . . . . . -
290 D3 x 12. . . . . . . . . . . . . . . -
293 D3 x 12. . . . . . . . . . . . . . . -
294 D2 x 8 . . . . . . . . . . . . . . . -
297 D3 x 12. . . . . . . . . . . . . . . -
299 D3 x 12. . . . . . . . . . . . . . . -
S = Safety Part Be sure to use exact replacement part.