Manual Remote Panel For BlueSolar PWM Pro Charge Controller Rev 02 DE A5 Blue Solar
User Manual:
Open the PDF directly: View PDF
.
Page Count: 19

Handbuch
DE
BlueSolar Pro Fernbedienungspaneel
Für BlueSolar PWM-Pro Laderegler 12/24 V 5, 10, 20, 30 A
Artikelnummer SCC900300000

4
Inhalt
1.Wichtige Sicherheitshinweise ...................... 2
2. Installation ..................................................... 2
3. Produktmerkmale .......................................... 3
3.1 Allgemeines ............................................ 3
3.2 Display .................................................... 5
3.3 Tasten...................................................... 6
4. Überwachung ............................................... 6
5. Informationen zum vollständigen Setup .... 8
5.1 Hauptmenü ............................................. 8
5.2 Geräteinformation .................................. 8
5.3 Testbetrieb .............................................. 8
5.4 Steuerungsparameter ............................ 9
5.5 Lasteinstellungen ................................ 10
5.6 Geräteparameter .................................. 12
5.7 Gerätepasswort .................................... 12
5.8 Lademodus ........................................... 12
5.9 Zurücksetzen auf Werkseinstellung .. 12
5.10 Fehlermeldung ................................... 13
5.11 Meter Parameter ................................. 13
6. Technische Angaben .................................. 13
7. RS485 Steckerbelegung ............................. 13
8. Maße ............................................................. 14

5
DE
1. Wichtige Sicherheitshinweise
Lesen Sie, bevor Sie mit der Installation beginnen, sämtliche
Anweisungen.
Der Regler darf nicht dem Regen, starkem Staub, Vibrationen,
Schadgasen und starken elektromagnetischen Interferenzen ausgesetzt
werden.
2. Installation
Siehe Abschnitt 8 für die Montagemaße.
Anschluss an den BlueSolar PWM-Pro Laderegler:
Das Paneel muss mit dem Regler über ein RJ45 UTP-Kabel verbunden
sein.

6
3. Produktmerkmale
3.1. Allgemeines
Warn-LED Akustischer Alarm Kommunikations-LED
Display
LCD-Anzeigebildschirm
Tasten

7
DE
RS485 Kommunikations- und
Stromversorgungsinterface
Warn-LED
Die Warn-Anzeige-LED blinkt bei einem Fehler des angeschlossenen
Ladereglers.
Akustischer Alarm
Der akustische Alarm lässt sich aktivieren oder deaktivieren
Kommunikations-LED
Sie zeigt den Kommunikationsstatus an, wenn das Display mit dem
Laderegler verbunden ist.

8
3.2. Display
Nachdem das Fernbedienungspaneel angeschlossen wurde, wird das
Standardüberwachungsdisplay angezeigt:
Ladestromsymbol Batteriestatussymbol Laststatussymbol
Tag/Nacht Batteriesymbol Laststromsymbol
PV- V & A. Batterie-V&A Last-V&A
Tag und Nacht Symbole
- Nacht - Tag. Liegt die Spannung der Solaranlage bei über 1 V,
wird das Tag-Symbol angezeigt.
Batteriesymbol
Das Batteriesymbol zeigt den Ladezustand der Batterie an. Für diese
Funktion muss die richtige Batteriekapazität eingestellt sein (siehe
Abschnitt 5.4) und alle Lasten müssen an den Last-Ausgang
angeschlossen sein (d. h. nicht direkt an die Batterie).
Hinweis: Wenn die Batterie vollständig geladen ist, wird folgendes
Symbol angezeigt .

9
DE
Batteriestatus-Symbole
- Normale Spannung. - Unterspannung - Tiefenentladung
Laststatus-Symbole
- Lastausgang “ein” - Lastausgang “aus”
3.3. Tasten
Der Betrieb wird im Aufbauplan unten gezeigt.
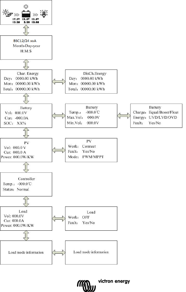
4. Überwachung
Auf das Standarddisplay für die Überwachung und die Unterseiten der
Überwachungsfunktionen können mit den Tasten UP/DOWN und
LEFT/RIGHT zugegriffen werden. Siehe das Diagramm auf der nächsten
Seite

10

11
DE
5. Informationen zum vollständigen Setup
5.1. Hauptmenü
Im Überwachungsmodus wird durch Betätigen der Taste ESC auf das
Hauptmenü zugegriffen.
Die Tasten UP und DOWN werden zum Durchblättern des Hauptmenüs
verwendet.
1 Überwachung
2 Geräteinformation
3 Testbetrieb
4 Steuerungsparameter
5 Lasteinstellung
6 Geräteparameter
7 Gerätepasswort
8 Lademodus
9 Zurücksetzen auf Werkseinstellung
10 Fehlermeldung
11 Meter Parameter
Die Tasten OK und ESC werden verwendet um auf die jeweiligen Seiten
des Menüpunktes zuzugreifen bzw. um diese zu verlassen.
Zum Ändern der Einstellungen muss ein Passwort eingegeben werden.
Wenn Sie sich auf einer Einstellungsseite befinden, betätigen Sie die
Taste OK, um auf die Passwortseite zu gelangen. Geben Sie dann das
Passwort ein, um die Änderungen der Einstelllungen zu aktivieren.
Das Standardpasswort ist 000000
5.2 Geräteinformation
Es werden das Modell, die Nennwerte und die Seriennummer des
Ladereglers angezeigt
(Betätigen Sie die Taste DOWN, um die Seriennummer angezeigt zu
bekommen).
5.3 Testbetrieb
Wenn der Lastausgang auf manuelle Steuerung eingestellt ist
(Standardeinstellung, siehe Abschnitt 5.5), kann der Ausgang mit dem
orangefarbenen Umschalter am Laderegler auf ON oder OFF geschaltet

12
werden. Auch das Abschalten bei niedriger Spannung ist einstellbar.
Die manuelle Steuerfunktion ist deaktiviert, wenn andere
Lastausgangseinstellungen ausgewählt sind. (Siehe Abschnitt 5.5).
Wenn jedoch andere Lastausgangseinstellungen ausgewählt wurden,
kann der Lastausgang getestet werden (d. h., auf ON oder OFF
geschaltet werden) nachdem wieder auf die manuelle Steuerung
zurückgeschaltet wurde.
5.4 Steuerungsparameter
Die folgende Tabelle zeigt eine Auflistung der batteriebezogenenen
Parameter, die modifiziert werden können.
(Betätigen Sie die Taste DOWN oder UP, um durch die Parameter zu
blättern.)
Parameter Standard-
einstellungen
Batterietyp Gel Verschlossene
Batterie
(AGM)
Nassbatterie Benutzerdefiniert
Batteriekapazität (Ah) 200 Ah 1~9999
Temperaturkompensationkoeffizient -3mV/°C ro 2 V Zelle 0~9
Nennspannung (Systemspannung) Auto 12 V / 24 V
Abschalten der Last bei Überspannung 16,0V 9~17 V
Ladebegrenzung (höchste Ladespannung
einschließlich Temp.-kompensation) 15,0V 9~17 V
Erneutes Verbinden der Last nach Überspannung 15,0V 9~17 V
Ausgleichsladung —— 14,6V 14,8V 9~17 V
Boost-Ladung (Konstantladung) 14,2V 14,4V 14,6V 9~17 V
Erhaltungsladung 13,8V 13,8V 13,8V 9~17 V
Triggerspannung für den Boost (startet neuen
Ladezyklus) 13,2V 9~17 V
Erneutes Verbinden der Last nach niedriger
Spannung
12,6V 9~17 V
Zurücksetzen der Warnung Unterspannung 12,2V 9~17 V
Warnung Unterspannung 12,0V 9~17 V
Abschalten der Last bei geringer Spannung
(Nennwert bei 25 C) 11,1V 9~17 V
Entladebegrenzung (niedrigster Wert beim
Abschalten der Last aufgrund niedriger Spannung
einschließlich Temp.-Kompensation)
10,6V 9~17 V
Dauer Ausgleich —— 2 h 2 h 0~3 h
Dauer Boost/Konstantsp. 2 h 2 h 2 h 0~3 h

13
DE
Nehmen Sie die Spannungen bei einem 24 V System mal zwei
5.5 Einstellung Lastausgang
Die Optionen für die Einstellung des Lastausgangs werden im
Folgenden aufgeführt:
Option 1: Manual Control (Manuelle Steuerung)
Wenn der Lastausgang auf Manual Control (manuelle Steuerung)
eingestellt ist (Standardeinstellung), kann der Ausgang mit dem
orangefarbenen Umschalter am Laderegler auf ON oder OFF geschaltet
werden. Auch das Abschalten bei niedriger Spannung ist einstellbar.
Manual Control
Light On/Off
Light On+Timer
Time Control
Manual Control
(Manuelle Steuerung)
Standardeinstellung:
ON (EIN)
Manual Control
Light On/Off
Light On+Timer
Time Control
Manual Control
Light On/Off
Light On+Timer
Time Control
Manual Control
Light On/Off
Light On+Timer
Time Control
Light On/Off (Licht
An/Aus)
On: 0,5 V DeT: 10M
Off: 0,4V DeT: 10M
Light On+Timer
On: 0,5 V DeT: 10M
Off: 0,6V DeT: 10M
NightTime
(Nachteinstellung):
12H:00M
Light On+Timer
OnTime1 01H:00M
OnTime2 01H:00M
Time Control
(Zeitsteuerung)
■Time1
OnTime H : M : S
OffTime H : M : S
Time Control
(Zeitsteuerung)
□Time2
OnTime H : M : S
OffTime H : M : S

14
Option 2: Light On/Off (Licht An/Aus)
Dies ist eine einfache An/Aus-Option am Lastausgang, die auf der
Solareingangsspannung des Reglers basiert (= Ausgangsspannung des
Solarmoduls).
• Wenn in der Abenddämmerung die Eingangsspannnung des
Reglers niedriger wird, als die Spannung für Licht An
(Standardeinstellung 0,50 V), wird der Last-Ausgang
angeschaltet.
• Wenn in der Morgendämmerung die Eingangsspannnung des
Reglers höher wird, als die Spannung für Licht Aus
(Standardeinstellung 0,40 V), wird der Last-Ausgang
angeschaltet.
• Um ein ungewünschtes Umschalten zu vermeiden, lässt sich
eine Bestätigungszeit (DeT) einstellen: Standardeinstellung 10
min., Einstellungsbereich 0 - 99 Minuten.
Option 3: Light On+Timer
Diese Option ermöglicht eine Voreinstellung der Einschalt-Zeit nach der
Abenddämmerung und eine Voreinstellung der
Ausschaltzeit vor der Morgendämmerung.
Die Schaltzeiten für Abend- und Morgendämmerung und die
Bestätigungszeit werden wie unter Option 2 angegeben eingestellt.
Die restlichen Parameter werden wie folgt eingestellt:
• NightTime: anfängliche Einstellung der Dauer der Nachtphase.
Der Regler wird dann nachfolgend die NightTime-Einstellung an
die tatsächliche Dauer der Nacht anpassen.
• On Time 1: Zeitraum Einschalten nach der Abenddämmerung.
• On Time 2: Einschaltzeit vor der Morgendämmerung.

15
DE
Option 4: Zeitsteuerung
Diese Option verwendet die interne Uhr (siehe Abschnitt 5.6), um eine
(nur Time1) oder zwei Einschaltphasen einzustellen.
5.6 Geräteparameter
Der erste Bildschirm zeigt die
Softwareversion und die Kommunikations-
ID-Nummer des Ladereglers an.
Der zweite Bildschirm ermöglicht die
Einstellung des Timers für die
Hintergrundbeleuchtung und die örtliche
Datums- & Zeiteinstellung (Mit der Taste
DOWN gelangen Sie zum nächsten
Bildschirm).
Die obigen Daten werden im Laderegler
gespeichert.
5.7 Gerätepasswort
Das Passwort wird benötigt, um die Einstellungen am Laderegler zu
verändern.
Das Standardpasswort ist "000000". Das Passwort wird im Laderegler
gespeichert.
5.8 Lademodus
Diese Seite ist für zukünftige Anwendungen vorgesehen. Bitte nicht
ändern.
5.9 Zurücksetzen auf Werkseinstellung
Ermöglicht die Rückstellung des Ladereglers auf Standardeinstellungen.
Geräteparameter
Ver: VX.XX
ID : XXX
Geräteparameter
Hintergrundbel.:
60s
Monat-Tag-Jahr
H : M : S

16
5.10 Fehlermeldung
Zeigt Fehler wie Überspannung, Überlast oder Kurzschluss an.
(Automatisches Rücksetzen, nachdem der Fehler korrigiert wurde.)
5.11 Parameter
Der erste Bildschirm zeigt den Typ, die Softwareversion und die
Seriennummer des ferngesteuerten Messgeräts an.
Der zweite Bildschirm ermöglicht die Modifizierung der
• Schalt-Seiten (Zeitintervall für die Aktualisierung der
Überwachungsseiten, Standardeinstellung 0 Sekunden).
• Einschaltzeit der Hintergrundbeleuchtung (Standardeinst. 20 s.)
• Akustischer Alarm ON/OFF (Standardeinst. OFF).
6. Technische Angaben
Eigenverbrauch
Hintergrundbel. und akustischer Alarm ein max.
65 mA
Hintergrundbeleuchtung an max. 23 mA
Hintergrundbeleuchtung aus max. 15 mA
Abmessungen der
Abdeckung 98 × 98 mm / 3,86 × 3,86 Zoll
Abmessungen des
Rahmens 114 × 114 mm / 4,49 × 4,49 Zoll
Stecker
-
Typ
RJ45
Kabellänge
Max. 20
m
Gewicht
0,2
Kg
Umgebungstemperatur
-
20°C~+70°C /
-
4°F~158°F
7 RS-485 Steckerbelegung:
Pin Nr.
1
Strom: +12V
2
RS485 B
3
RS485 A
4
MASSE
5
MASSE
6
RS485 A
7
RS485 B
8
Strom: +12V

17
DE
8 Maße:

18

19
Victron Energy Blue Power
Lieferant:
Seriennummer:
Seriennummer:
Version : 02
Datum : Montag, 1. September 2014
Victron Energy B.V.
De Paal 35 | 1351 JG Almere
PO Box 50016 | 1305 AA Almere | Niederlande
Allgemeine Telefonnummer: +31 (0)36 535 97 00
Kundenbetreuung : +31 (0)36 535 97 03
Fax : +31 (0)36 535 97 40
E-Mail : sales@victronenergy.com
www.victronenergy.com