RP03_ISS_715_Schematic RP03 ISS 715 Schematic
RP03_ISS_715_Schematic RP03_ISS_715_Schematic
User Manual: RP03_ISS_715_Schematic
Open the PDF directly: View PDF
.
Page Count: 33
- 01
- 02
- 03
- 04_75000003-2_Select_0-9
- 05_75000068-1_Select_10-19
- 06_75004343-1_Write
- 07_75003548-2_Read
- 08_75003978-4_Defect_Detector
- 09
- 10_75004484-1_Bus_and_Tag_Ctl_Head_Adr_Reg
- 11_75003727-3_Cyl_Adr_Reg
- 12
- 13_75003461-5_File_Status
- 14_75003461-5
- 15_75003728-6_Difference_Cntr
- 16_75003728-6
- 17_75003370-1_Access_Ctl
- 18_75002523-2_Curve_Generator
- 19_75004293-2_Difference_Calculator
- 20_75003462-8_Index_Transducer
- 21_75004139-4_Temperature_Compensation
- 22
- 23_75003713-4_Cylinder_Detector
- 24_75002521-1_AGC
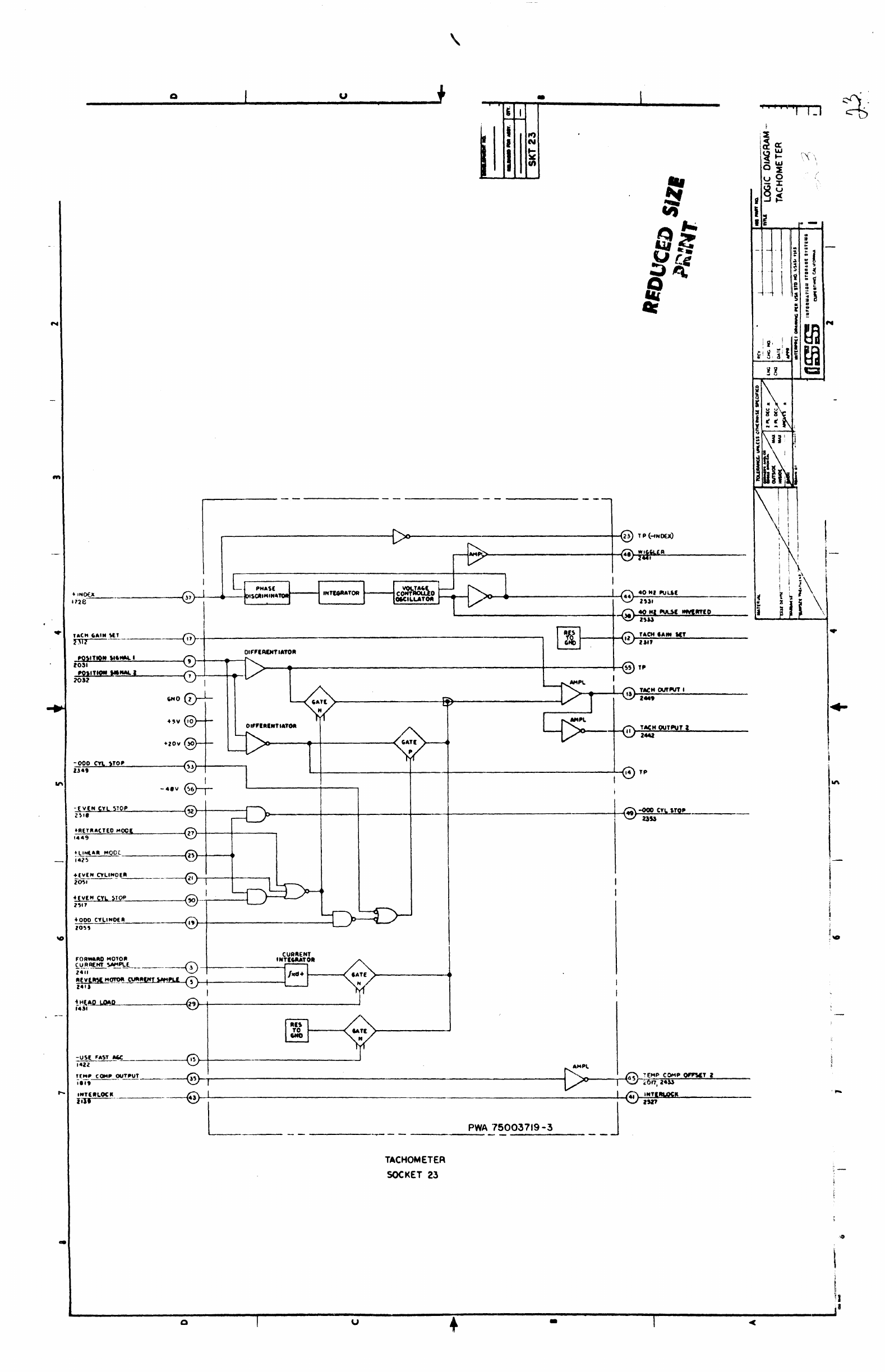
- 25_75003719-3_Tachometer
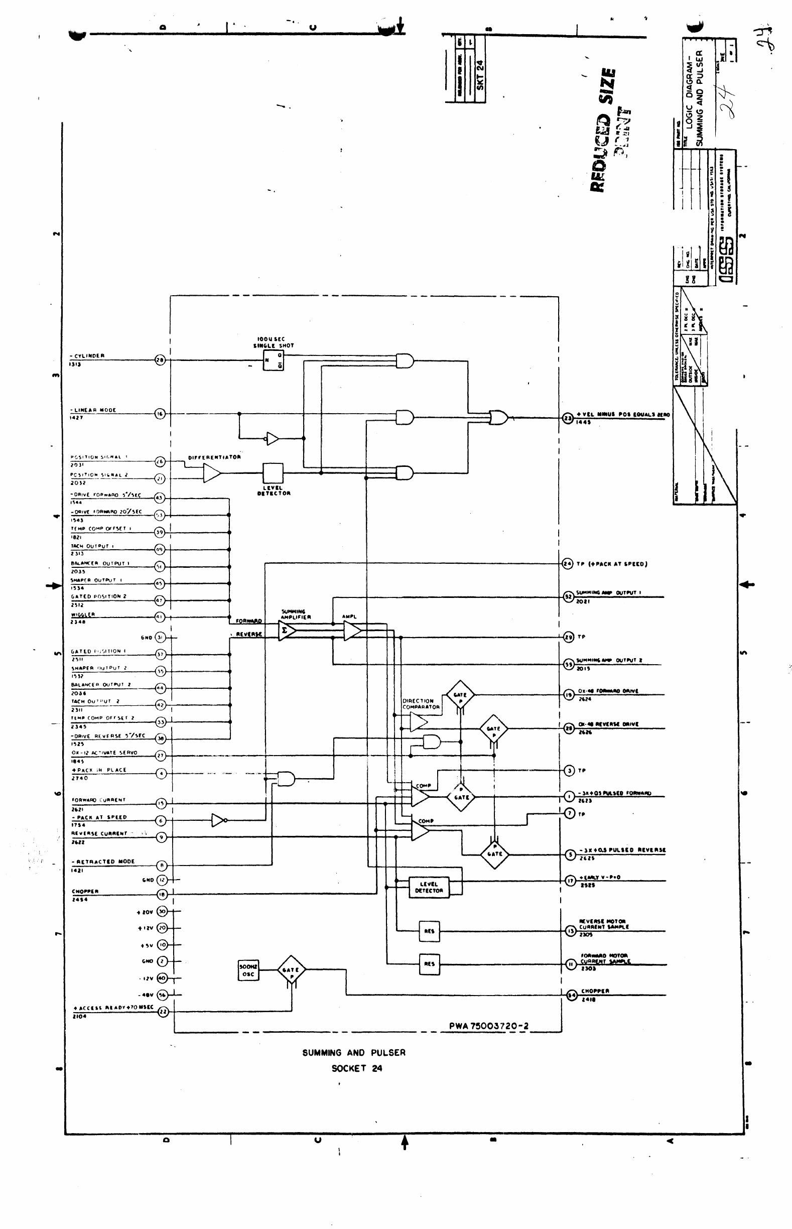
- 26_75003720-2_Summing_and_Pulser
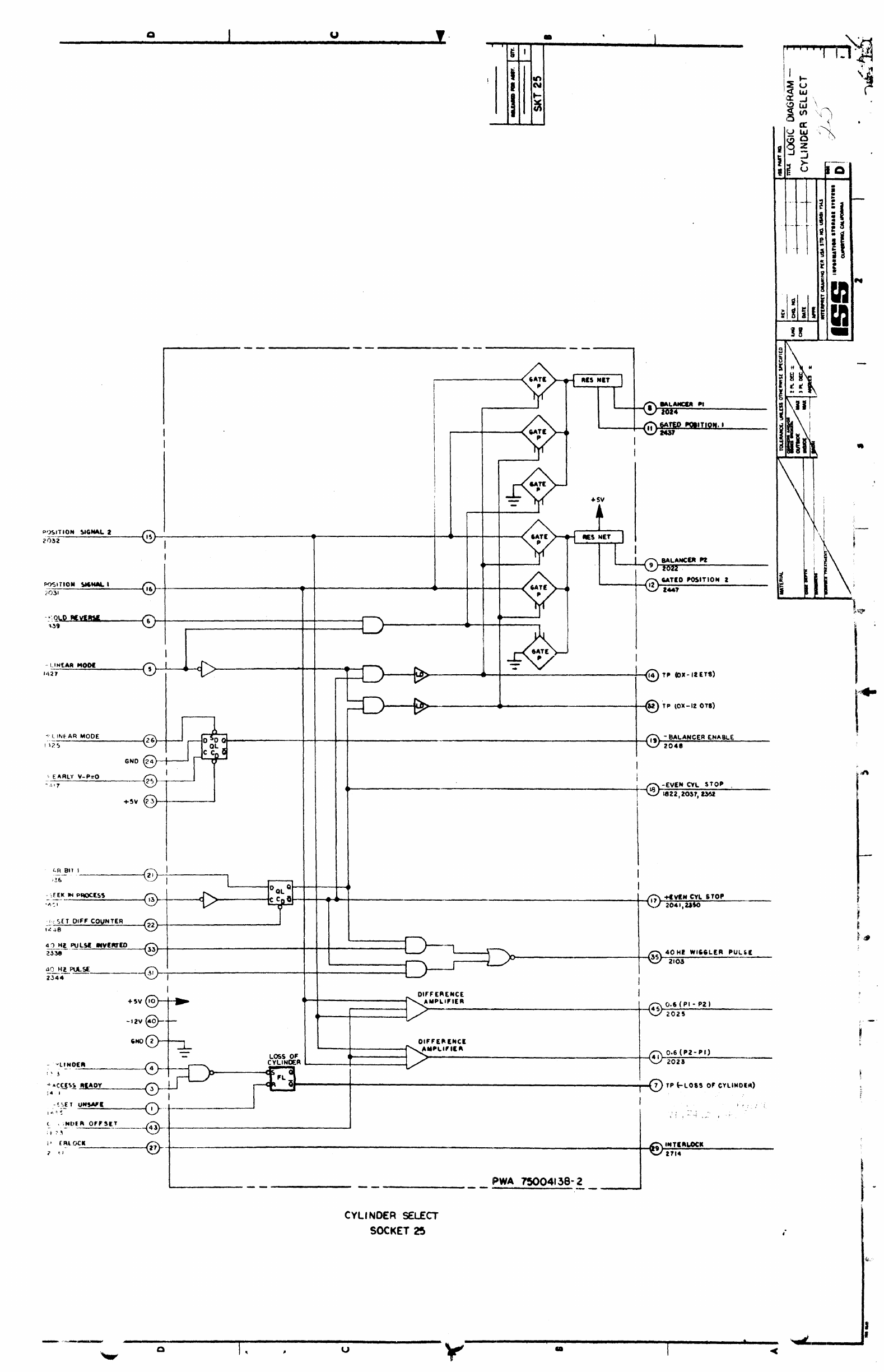
- 27_75004138-2_Cylinder_Sel
- 28
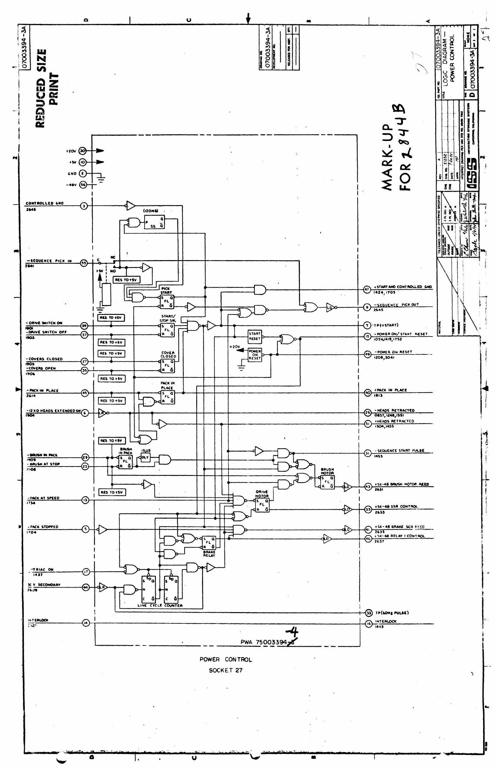
- 29_75003394-4_Power_Control
- 30_75000065-2_Matrix_A
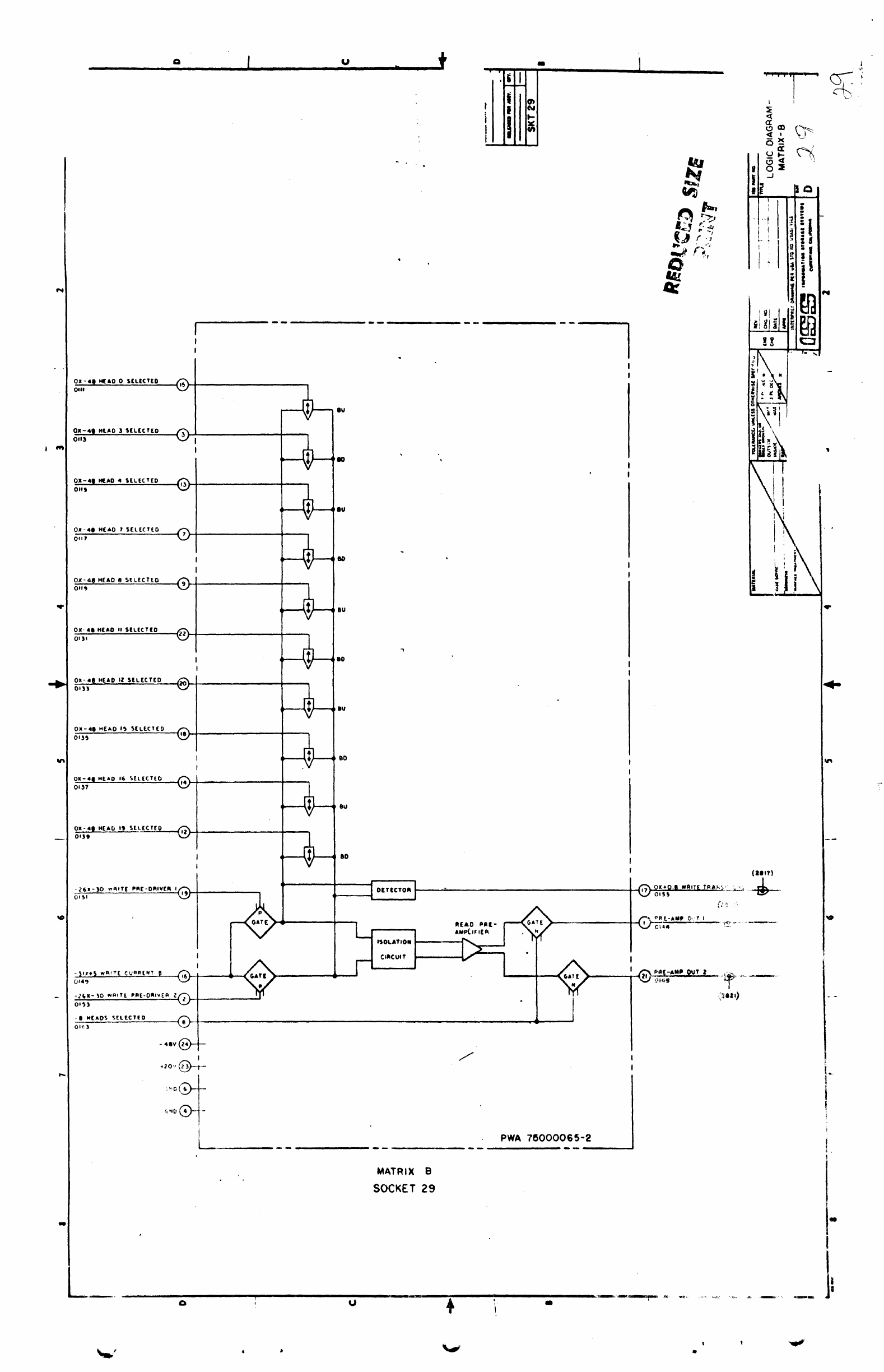
- 31_75000065-2_Matrix_B
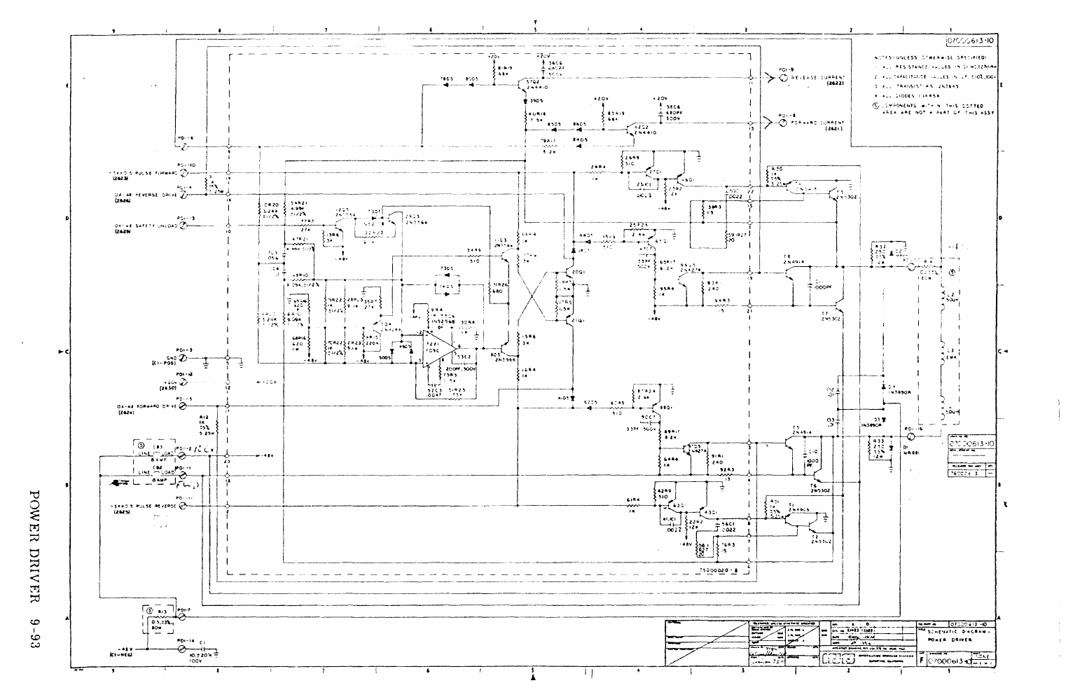
- 32_Power_Driver
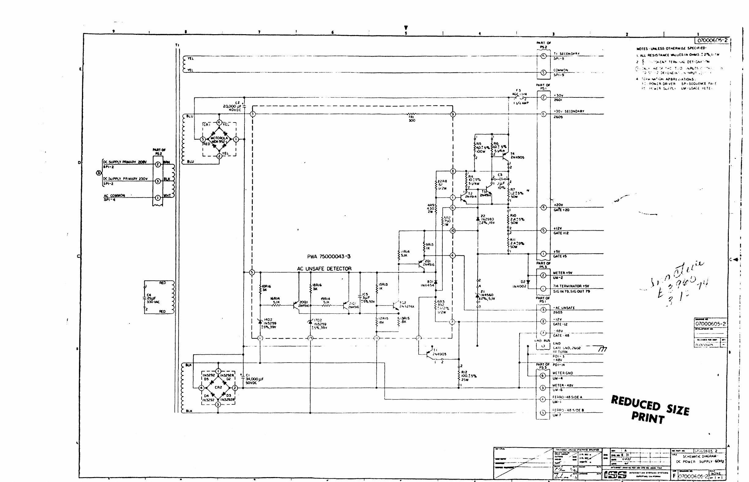
- 33_DC_Power_Supply

10.6
PWA
ASSIGNMENTS
Table
10-3
lists
the
printed
wiring
assemblies
located
in
the
electronic
gate.
The
revision
level
of
each
part
number
is
gi\'en
in
Chapter
9,
Parts
Identification.
Table
10-3.
PWA
Assignments
in
Electronic
Gate
GATE
PART
POSe
NUMBER PWA
TITLE
1
INTERfACE
READ/WRITE
PADDLE
2 Z5000003-X SELECT
0-9
3 75000068-X SELECT
10-19
4 75004343 X WRITE
5 75003548-X READ
6 75003978-X
DEfECT
DETECTOR
7
INTERfACE
SCU
SIGNAL
PADDLE
8 75004484-X
HEAD
ADDRESS REGISTER
(HAR)
9 75003727-X
CYLINDER
ADDRESS REGISTER (CAR)
10
INTERfACE
DIAG
UNIT
DISPLAY PADDLE
11
NOT
USED
12
75003461':X
fiLE
STATUS
13
75003728-X
DIffERENCE
COUNTER
14
75003370-X ACCESS
CONTROL
15
75002523·X CURVE GENERATOR
16
75004293,,)(
DIFFERENCE
CALCULATOR
17
75003462-X
~NDEX
TRANSDUCER CUSTOMER OPTION
18
75004139-X EMPERATURE COMP &
SAFETY
19
INTERfACE
TRANSDUCE R PADDLE
20 75003713-X
CYLINDER
DETECTOR
21
75002521-X
AUTOMATIC
GAIN
CONTROL
(AGC)
22 NOT USED
--
---------
23 75003719-X TACHOMETER
24
75003720-X PULSER
AND
SUMMING AMP
25
7500413B-X
CYLINDER
SELECTOR
26
INTERfACE
PWR
SEQ
AND
PULSER
PADDLE
27
75003394-X
POWE
R
CONTROL
*28 75000065-X
MATRIX
A .
*29
75000065-X
MATRIX
B
*These PWA's located on CAM Tower
-48
VDC
-12 VDC
+12
VDC
+20
VDC
+5
VDC
DC
GROUND
VOLTAGE
LEVELS
NOMINAL
RANGE
-43.1 TO -51.3
VDC
-11.5 TO -13.5
VDC
+30 VDC SOCKET
27,
PIN
4
+11.5 TO +13.5 VDC
+19.5 TO +21.5 VDC
+4.75 TO +5.25 VDC
+21.6 TO +32.4
VDC
Figure
10-20.
Electronic
Gate>
(+30
VDC)
CE
UNSAFE
RESET SWITCH
(OPTIONAL)
o
0210
e4
3.
065.
• •
· .
• •
· .
• •
· .
• •
• •
• •
• •
• •
• •
· .
• •
• •
• •
• •
• •
• •
!J
•
• •
• •
·52·
·53
•
•
56.
o
CONNECTOR PIN
DETAIL 0623
10/13/71

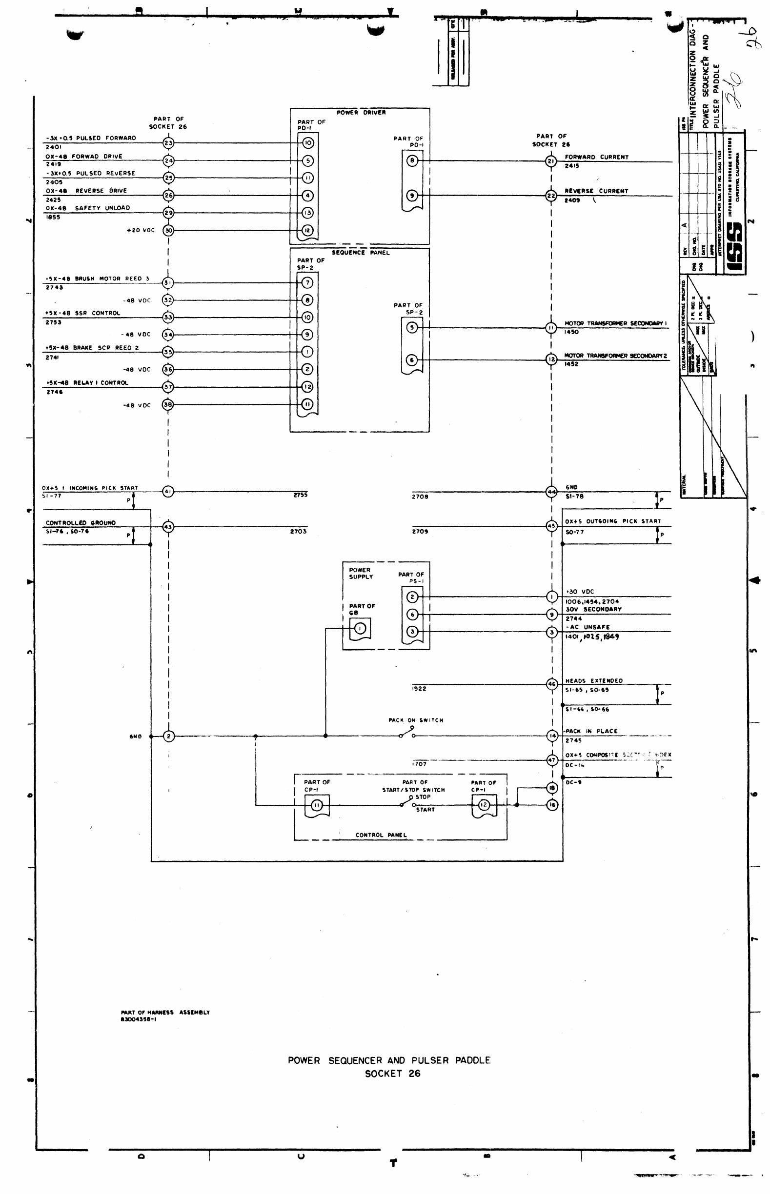
10.7 LOGIC
AND
SCHEMATIC
Logic
diagrams
and
schematic
diagrams
for
printed
wiring
assemblies
(PWA's)
are
arranged
in
socket
number
order.
Each
diagram
is
a
logical
representation
of
a
particular
circuit
configuration
that
is
identified
by a
bas
ic
part
number
and
a
dash
number.
In
addition,
schematic
diagrams
are
presented
for
the
following
circuits
located
elsewhere
in the
disk
drive:
DC
Power
Supply (50
Hz
and
60
Hz)
Sequence
Panel
(50
Hz
and 60 Hz)
Power
Driver
The
following
PWA
schematic
diagrams
are
not
included
in
this
section
due
to
their
proprietary
nature:
PW
A
6,
Defect
Detector
PW
A 18,
Temp
Comp
and
Safety
PWA
20, Cylinder
Detector
PWA
21,AGC
PW
A 23,
Tachometer
10.7.1 Pin Connections
Only
pins
used
for
input
and
output
signals
are
shown
on
the
diagrams.
These
pins
correspond
with
sockets
in
the
electronic
gate
or
terminal
connection
points
located
on
other
components.
Test
points
and
voltage
values
are
provided
where
applicable.
Voltages
and
ranges
at
pin
locations
where
normally
present
are
listed
in
Table
10-4.
Table
10-4.
Pin
Location
Voltage
Levels
PIN
NO. VOLTAGE
LEVEL
RANGE
2 DC
Ground
--- - - - - ---
10
+5V
+4.75
to
+5.25
VDC
20
+12V +11. 5 to
+13.5
VDC
30 +20V
+19.5
to
+21.5
VDC
40
-12V
-11.
5 to
-13.5
VDC
56
-48V
-43.7
to
-51.3
VDC
10.7.2 Logic Voltage Levels
A
standard
level
interface
voltage
is
employed
for
signall1ne8
whlch
interface
with
the
control
unit.
The ..
down (low)
level
is
0.0
to +0.5
volts
(+0.
OV
nominal).
The
up
(high)
level
is
+2.5
to
+5.0
volts
(+3.0 V
nominal).
Voltage
levels
between
+0.5 and
+2.5
volts
are
spurious
signals
and
indicate
.the
circuit
is
defective.
10.7.3
Line
Names
Names
assigned
to Signal
lines
on
diagrams
are
listed
at
source
output and
destination
input
points.
Additional
information
provided
below
the
line
name
shows
the
socket
and pin
numbers
for
connection
with
other
circuits.
For
example,
the
outpuL
Signal
"+Velocity
Too
Great"
from
socket
18, pin 16
goes
to
1406.
Where:
14::::
Socket
Number
06
=
Pin
Number
on
Socket
The
sign
(I-)
or
(-) in
front
of
the
line
name
indicates
the
logic
level
of
internal
lines
when
active
and
inactive
status
by
the
des
ig'nation
OX+3,
-12XO, OX-48,
or
OX-12.
The
first
value
(0,
-12)
is
the
active
state
of
the
line
and
the
second
value
(+3,
0,
-4H,
-12)
is
the
inactive
state
of
the
line.
The
"X"
is
used
as
a
divider
be-
tween
the
two
line
states.
10.7.4 Waveforms
Lines
associated
with
a
waveform
are
indicated
by a
triangle
and
number
A.
The
waveforms
pertain
to a
192-cylinder
seek-seek
and
an
8-cylinder
seek-seek,
and
they
are
presented
in
10.4.
".

.
I
-
u t •
~
,
'"
I
t-
, I
~~
I I
...
W
lit
•
• u
r:c
:l~
Q
W
PUT
Of
.'
fYYY"\
2."
~O~X~-~.~._H_E~A~D~I~SE~L~E~C~T~E~D~
____
~~~~T_'--------------
________________
~
0201
'-;.I
rvvY"
2801
~0~X~-~4~8~H£~A~D~Z~~~E~L~E~C~T~E~D------~~~------------------------
______
~
0203
~
(Y'YY\
2811
-----.
~0~X~-~.~8-H-'-A-O~S~S~[~L~E~C-'~E~O----~~~~--------------------
__________
~
0205
\.;.J
fYY'Y\
2107
OX-.8
H[AD'
SELECTED
rf\~----------------------
0207
\.;,J
fYYY'\
~O~~~-~4~.~H~E~A~O~9~S~E~L~E;C~T[~0~---~~~---------------------
________
__
0209
\.;J
t!ii04
fYYY'
2822
OX-.8
HEAD
10
!tHECnO
tf:\
~i
~r-----------------------------~
fYY'Y\
2820
OX-.8HEAD
IISEL[CTED
~~
_________________________
~
0321
~
fYYY'\
281a
011-.'
HEAD
14
SELECTED
~,"
___________________
...,j
032S
'Y'
ryyy"\
21114
~0~X~-~.~8_H~E~A~D_'~7~S~E~L~E~C~TE~O~
____
--J~~
___________________________
~
0327
';J
rvYY\
281t
~O~II~-~.~I~NE~A~O-'~I~$~E~L~E~C~TE~O~---~~~---------------------
_______
-J
0329
9
l808
~-~A~H~[~A~OS~S~E~L~E~C~TE~O~
_______
~~r
_____________________________________________________________________________
~~------
ous.O",
9
281'
-51
••
,
.AITl
C",""NT
•
C:>.
~0~.~5~,~~~~~~------~~~---------------------------------------------------------------------------------
e
-.8V
56
:
l1l2.
-2
6X-:so
WAITE
Nt:
OtttVEA
I
0455
"
tilt
-2"-30
WAITE
PIlE
OAIVER
Z
~
04"
I
teol
eND
z I
+20V
I i
l104.leol
I."
I I :
..
_
..
-- 0 -
I
t·
0-
I o·
--.---
r'
,-
--
"'--
I I
I
o.
I I
I
I
ox-
••
H[AD
0
SELECTED
II
Y T
Y"'
0211
2'11'
Olt-
41
HEAD)
SELECTED
02')
IS
YT"l"
2901
o
••
1 "£AO •
SELECTED
02"
.,
TTY'-
1911
Ox-
48
HIAD 1
!ELEenD
0211 17
TTY
1907
Ox-.8
MEAD
I "LECTEO
0219
'9
Y"Y
Y""'\
nOt
OX-.8
HEAO
II
SELECTEO
OS31
SI
TTY'-
un
OX-41
MUO
12
SELECTEO
Oll3
u
Y"Y"Y"'
nao
011-.1
MEAD
IS
,IELECTEO
03SS
SS
YY"Y"'
291'
011-.8
MIAD
1&
Slucn:o
OU7
31
TTT'-
291.
0
•••
""0 "
MUCTID
D5n
3.
Y-Y "1'"'- 2912
- 8
HlAOi
IILICTIO
4S
011
••
0."
no,
-autl
walTl
CUlt_INT.
0'"
4 •
I'"
I
It14
I
!
2t19
:
:
1901
I •
2904.190'
,
Itll
2917
,
21nl
!
nOI
i
"."T
0'
lOCKn.
"
2801
...
..
PRE
-
AMP
OUT
2
O~44
2817
Pl
~
0"0.'
."ITI
"'~.'IT'O.I
-.::
....
04.'
2111
"
••
NI"
A",MILY
.1001
...
-I
u
r~
.......
REAOI
WRtrE
PADDl.E
SOO<ET
I
+
..
""I-AM"
OUT
I
•
,....,..,....,
~
Z ..J
0 8
t::
~
U
w
~
Z
It:
Z:eCl:
o~~
ua::'
a:
",0
I~
~
ct
Z_LU
_00::
i
!
i
~
I
S :
~
t ! I
S ! •
I i 5
i :
I !
m
<C
II
m
ICI
,.
"")
N
....
-
I
•
'.~
.
;
i

..
..
...
-
a U
I.
I
!).
,---
I = •
• I N
I~
I I
~
VI
".
'"
a~~~
AJ-
~j
,
a;y£'!
U
-.II
~tH
f"f:'.
~f.t
I
e
-
..
COall)
~
I':!\.
-A
HlAOI
U,.LIe"to
J..
'-.
J
~0411.0'.'
~,
+"_.IT
I
22
0.
••
"
.J"o!I..
011-41
"laO,
HLU'IO
-MM
••
"
@-~
J
V-
I •
OIOt
AD
ee2.
I
I
~
..
......
, I
rl
I
OMI
26,
"-
~
I
....
MUO
I HLIC'CO
-HAIl"T
I I
-v
J
31
0'01
AU
0M4
~
..
..
......
,'"
..
~
)t
" S
01-41
MIAO
S
IILKTIO
0111
~
I l7"" I 010 •
At
...
...
,
I
'"
b..
.
ox-
...
MUO
IllunlO
--a
I
-v
T i , 010'
I
AU
I
..
,
..
,
........
,.
..
"-
~
• 01
....
MIAO
.IILlCTIO
Oil'
~
I V 1
01"
AD
,
..
,
..
'-.
.b...
tt
0
.....
MUO
0
IILK".
.F
-v
I ou.
'u
I
~
...
,
I
..
I
-HAil
.,.
" I"""'
r----,
'--
h.
II
0Il-4I
MUD
• ",",CTCO
I
l7"
T I
oeM
01'1
10
H
...
...
"
.J"o!I..
.s
OIl·
...
MIAO
"
IILleflO
-
.....
,
..
• I 17'" r 011,
'v
oecM
~
...
.
we-
--
.~
."YE>-~
"-
" 0
....
HlAI ,
KLKTD
--i
I
-V
1 ou,
II
--0i-
...
I
,
..
~
I 01-41 "
..
"IILK'IO
-
.......
, ,
'\.
••
24 f
-V
1
011'
'u
0141
,...
...
II
•
....
tlUCf
sa
..
oell
I
'iI'
51
;J
'1
'iI'
~
(on,>
"
II
-.
1110101
HLIC'ID
.l
J OMIt0411
Wi'"
I I
, ,
-Il/wMADT
~s
.41.
~
I~
10~
,.
'iI'
I ""
TO
Il1O
V
"'ADS
UNSA'I Ie
,{
,--(;"1)
~],
i;
I ,
,(
/1\
(,
I
flY
-~7a-"
MUI.,~Lt
HLIU
~
('/
i,C
O~
.0
1 Q I
~-:~[~'(~T~~~~f~'
___
""
__
~~~I~I
............................................
__
.....
__
..................
______
....................
____________
.....
_~~--~I~~-"'~,
u"~'1
~
~l
~~
-eM
"'
I.
010'
-eM.1T
.28
010"
.N'ULOCII
0"'.
@)I'--_-
o
GU'''''
"
LOW
.,
•
'"
...........
tlLIe'I
...
.",
"''''
IIWft
•
.......
.,.
....
, SELECT 0 - 9
SOCKET
2
0''',0406
__
--'I'
€>::,,",
PWA
75000
1
003-2
.
"~
..
:1
-=t1~'
_1
..
...
..
I
L-
__________
~~------~----------~----------~----------~I----------~--------------------~·
Q U •

I
."AA
elTl
I
0846
46
+"AR
elT
8
OIlS
SO
-HAR
BIT
2
~'4Z'
~6
-MAR
BIT 4
~
I
0'31
"-J
,
I
I
-MAR
lIT
I
45
0'44
+HAA
BtT2
0143
43
I
I
+
MAR
lIT
16
47
Oll~
+~V®-
t-
-48Y
@-
f-
I
GND~
+HAa
liT
..
@-
ons
i .
f I
I
I
-HUD
SlueT
0:)23
!>4
I
I
TP
'52
••
TUlOCIt
6
0127
L...,.,
__
•
---
--.-/
--
•
,
'-
, ;
....:t-
'--
-
.,
'--
L....I
-
'"
, J
,
'--
,
'-.
~
J
....
, "'-
J'
.....
'"
"""] ;
'--
;
, '--
J'
1
'"'
J
u
SELECT 10-19
SOCKET
3
, I
I-
~
• I
I
I
(OH
'"'
55
-II-
HEADS SELECTeD
J
"'"
041~.OI4.J
I
-~
~I
OX-48
HEAD
II
SELECTED
"'t"'" 1 0131
80
..
..,
~
33
OX-48
HEAD
12
SELECTED
I
0133
L'
I
8U
..,
I
..
~
35
0)(-48
HEAD
I~
uLteTED
17'
I
0135
80
~
.
I
.£').... 1 37
OX-48
HEAD
16
SELECTED
17'
{
0137
BU
...
..,
J:'::....
390)(-48
HEAD
19
SELECTED
"V"
1
0139
80
.......
. ,
I
~
21
0)(-48
HUD
10
SELECTED
-V
1 0121
AU
..
...-r
23
0)(-48
HEAD
13
s£LteTED
LO
~
1 I
0123
AD
..
..,
~
25
OX-48
HUD
14
SEL~CTED
1:7" I
012$
AU
..
...-r
I
D 27
OX-48HEAD
17
SELECTED
1
0127
AD
..
-.r
h
29
OX-48
HEAD
18
SELECTED
-V
1
0119
AU
...
4
-37X-H
MULTIPLE
SELECT
..
I
0254
....
t
.
..A
....
"""\.
-A~£AOSSeI..ECTEO
_
~
../'"
!II
-".:
'.1f'
.....,
0411,0141
41
TP
(02:5')
8 INTERLOCK
__
PWA
75000068-1
04~2
-
1--'
..
I
,,-,,~-----,:_::--------:"--"""_-J._---...1IfIIL'
__
---I'

•
• u
'+
ur
i-
• I
I i
.::r--
---l
...
;t
~~~~::~~~,~.
____
'_IO_V~~-rl
______________________________________________
---------------~~~~.;-~3~HKaZ~.--------
~~~~~
.0
....
"
O
....
O.IV
...
,.
,
....
",.
0."
- •
..
"01
"CT
0
0"1.0'.'
.......
0.·"
0\"
II
O.U
~----------------------~I.I~O~,~,~~~~~~
I
I
-CY
r
~~:
..
~'~-+--_.---
__
--=---=---+--_~_
I
._,
~
.,
,.
I
I
°8Z60
L--------t::::::::::=~_
I.
TO
______
p!'
_75OC)41M3- I J
o
="":'..~-:~:T
,
.....
>0,."
..
"
o u
SOCKET
4
WRITE
-
..

eo
Q u * •
5 I
i--
I
I
.,..
t-
I "
CI)
~I"~Tr~.~lO~C~"
________
~JZ~r-
________________________________________
'
________________________________
~~
04
4 r
.,,'
TO
IIID
-~C~Y~L'~It~Z_-4~O~'~
____
~~~~------------------------__t
OZ4,s
-~c~n~'~.~ZO~-~40~.~----~,.~~--------------------------~---+----------~
0141
~t-A"'''
OUT,
0144
""1-""'''
OUT
Z
0148
flU
TOONO
1.11
nt-
...
I
""
TO
...
O"""'''T'A1O''
I
-~"~!~M~U~T~I
________
~I'~
____
-'
____
~
~~---------------------1~------------------------~~~-----*~
OIU
I
...
~
--J
I
.,y
@-+-
T"
READ
SOCkET
5
________
P_~_A!~OO_3_5_4_a-_.2
____
~
...
..-.
-.
VI
A
....
IkI
~
U
[~a
~n.
Q
lit
Ie
+0
...
+
1.1
iliAD
DATA
DC-II
c
~
I
~
«
a:
"
~~
!!o
ocr
S~
-'
I I
1
'~
!
'.
••
' .
..
f
EI
I
II
. I il
i I
,I
m
...
;
I"
I
rn
IS
c:a
..
'.
I
~
____________
~
________
~
__________
~
____________
-.-
________________________
~
______________________
.~8
Q U
+-
•
Of·,
\
v---:'

I . !
G U
...
,~
(RUO
.'SMAl)
I'
)-,---1
0101
•
~R'~AO~'~lt~N~~~I~
______
~II~'
__________________
~<
0111
11\
W
+FILI
.us
ltl
1)4)
-R'AO
tAli
0821
I
•
H0
0i-
(30J.lSlC)
.----------~N
I~----------~
..
••
I
, I
--
• i I
•
I
...
=
,I,
t·
>,.------'r-I
e
'"
(!
our
2)
I)
1------4------1-4:
I
'~("UII
MOLD)
L~~:!"j-,..-t1'
'''(DIf,eTIO''
LIYIL)
1-----4>-----+----4-(.
'~(D'
flCTIOIl
_""tllICt)
'N""LOCk
)-I-------------------------------------------------+-i
'''TULOC.
~O':...:.I.;:.;.=.:::--------{11
I.,}-"~,'::'.----------
-
o DUE(
'0"
'.ODuCU
+1''''0''
IINiI
.,
'_C'"'
H'.II"
AllY
twO
liN"
'UL,
..
IkClIH
tOO N
tiC
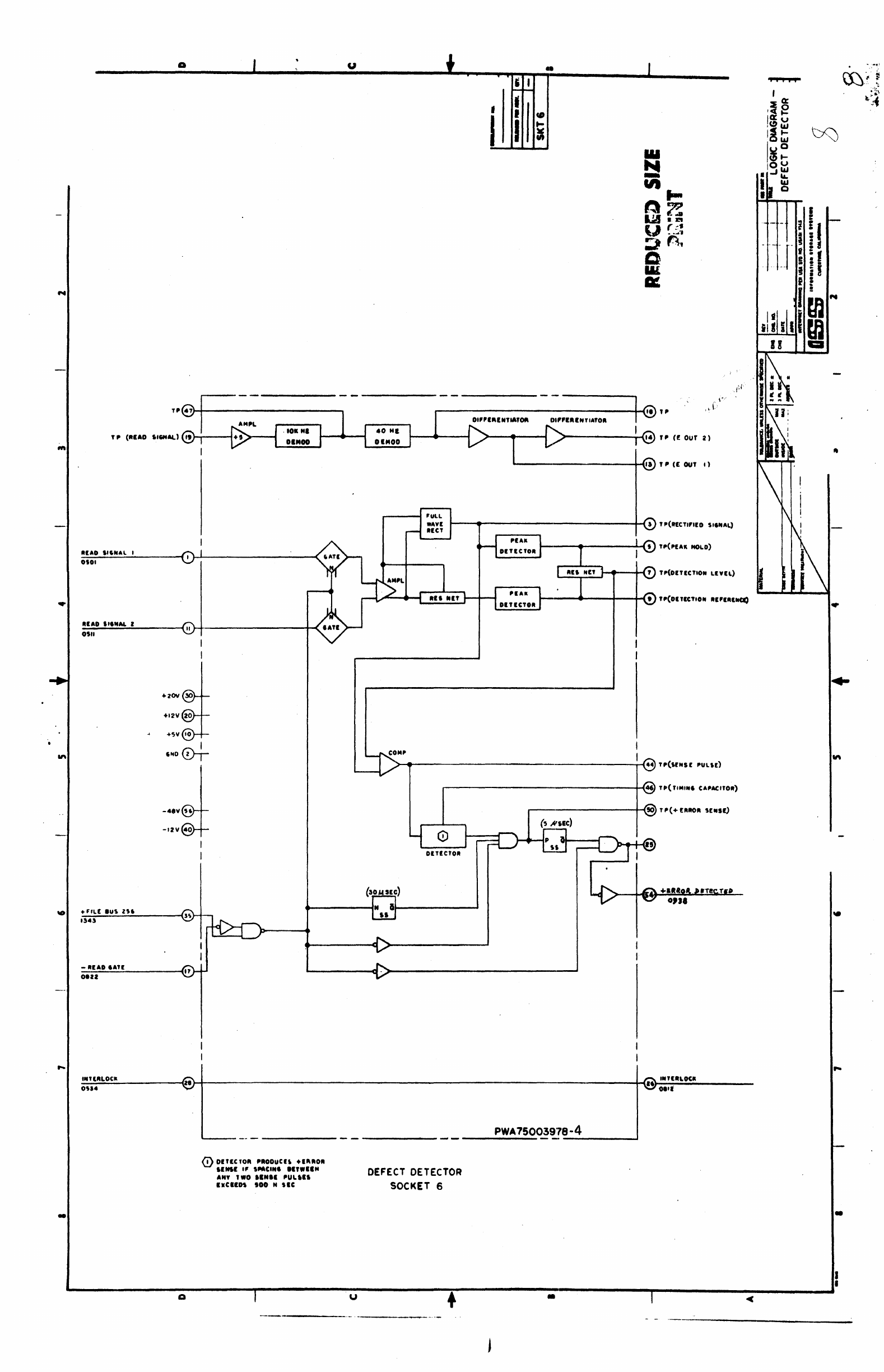
DEFECT
DETECTOR
SOCKET 6
PWA750039'78-4
-------'
•
•
I
L-------------~--------~--------~~----------~----------~~-----------~---------------------JI
U + •

e
Lo~
Tp-vE
OX+5
"L[
BUS
zs.
51-'5,50-15
(A-56)
51-1
•
'0-'
51-4,
OX+I
'ILE
BUS
..
SI·-7,
50-1
(A-55)
OX
..
FIll
BUS
8
Sf-8,
SO-8
(A-U)
"-11,50-11
(A-41
OX+5 FILE
BUS
Z
51-12,50-12
(A-41)
51·'1,50-1
a
OX+5 FILE
BUS
I
'1-14,50-14
(A-45)
OX+5
CONTROL
$1-21.50-11
«(-Ot)
OX+3 SET
(lL
OX+5 SET
HEAD
'1-18,
SO-II
(C-25
11-20,10-20
DC-ze
WIUTI
DATA
+o..x+I
••
0
P
P
P
P
P
P
M .J
_I
..
(.,44.
_.
__
'
.(e,
__
.....
.
114.
PART
OF'
50CK[T
7
"54
08111
0107
0148
0817
0816
0101
014'
OM.
0806
0151
0150
'AlIT
0'
ttARNll1
ASSI
..
I
..
'1
11004111-1
u
S'GNAl
PADDLE
SOCKET
7,
..
I "
~~-
'.-
r-'
--
~
-
,
~i
~
-
~
•
I
-'
~'''-''''.::
l)~
I I
I I
U;;;J
~z
z
'S2
,~,~
;~,I
~
-'~
I 5
I
II
I
•
; I
I
-.
r •
:
I !
c m
....
i
,I
i
~
~
I
21
!8 -
PART
0'
SOCKEt 7
OX+5 S[LECTEO
'leTOR
'7
,,'
-
62,,50-62
"-15.10-15
OK+5 IATID ATTUTION
'ZIS
OC-21
oe-16
II
I I
OX+I
51L
FILl
UMSAFt
/ ..... -
1204
SI
-57,50-57
4.(
II)
1206
..
liS.
OX+&
51L
SUk
INCO"~
~'4~~,S5CHI('-41,
I
lSI
OK+S
SILICTID
INO[X "
0,o4
51
-5hSO-S5
....
4
--+-
~"
"
S.-56,50-56
1ft
OHI
S[lECTED
715
r
~--
Ol&!!
5'-11,
$0-1.7
0950
0952
".-44
..
50-44
OX+3
en
AOOR
Ot54
51
-45,10-45
0.0.
";
OX+I
CVL
ADOR
0912
51
-41,50-48
0.06
0946
,
....
,
....
'
..............
--------
....
--~~--
..........
----
...
--
....
-
•

,-----
--
,.--.::
...
'------------_
..
-
I--
.--------------
--------
-
--------
--_._----,
lilt
.}-+---------------------~-r----~'~---t-----P===~~--~-----~--------~~-(
,
~
"
~~~;:O~~!'
...
0
...
'IL'
....
11'
0'0'
.J!"Io..
I
I,
-.
HIL'
IU\
1st
.1~+--~'V~-------+-t------t----t--4--------.-----+-~"
011$.,,,011
--
--
..
...
--
-L...J
'"""""""-I>------.-----+--;,za
-lIf"'O
Co"'''
I
~
I
0~I7,o'17
CIOO*,
:;,:;.:;;.:~::.:C:.:lO:::W:.:.'.::;IIOL::.----O(I\-t_---CTt)
......
>-------_t-1======*====~=t;'r--)"-
-IlUff
"'TT'''''OW
rt....
,
~
~
II
IZS7
...,.,
o~.~.~I::.:'~I~Lf~IU~.~&4~--__o(,)_~---c~~]>_-------_i--+_---------+_-----+_--~-------~---------------~~-{~
.'IL(
BU.'.
0701
17'"'
'C7
011"',1,
..
, "
'.
0;.~.~,~'~~~'~~~~3~1~-~~~~+_----~~~~~--------_+
____
~------~----~~~-------~------------_t--~.,
.'ILf
IUtJ1------
0701
\J'
-V
I
0111,'1.5
1
-II'''OOMLY
tw·
-
"''''00llL'
L..r--\..
__
-+-
_____
,
________
+--;:
-uu
ST""'
.~\--I-----d
"lI------=:J~--'-'\.
})
__
-'~.'L
t------ir---
......
~.r...
l6
,
......
,
"I'
Lit
.
11.1
~'"
_
IlJZ.IJ.),I~'T.'
".,"'-
",+,;;"':;:AO=..:OML=.:.'.:I:;;W.:.,
-----f~
•
II
1 (.'9\
-"""0
O"LY
lin
\oJ'
• •
o.:.;J
0.,1,1121
t
-;======~~~~~~~L_j"-~--~------'----------+---{;2'
T~
-./
'--t-------t----------------i---{Z8
+,.\.(
IUS'
O'U,I&J.I
I
~--~------.----------+_--~,
~;::.:;:;r(T
.-------+---------+_------,----------~~2
••
'IL(
au,.
09)','62.11
~-~H&~.~0I~1I='~T~II="~(q~.~--b7~~----------------r_----ir_t---------~~~~====~=~~~~
I
~
-lIr~Tolll
17,.
,
-./~--~-----·----------+.---6IU.,'411
~
.-------++++----_-...J
.,.u:
IU'~
»
O'41.16a,
,-------------------------+---{.4'
.,,1.'
lilt ,
091'.1U1
~.~IW~OI~.----------__{I~-4----------------~----1__+--------~=*=*=*=*=*=====t==~-------------
______
~--~.
-((
.(\(,
~"'''''f~
",."
--./'
14D~.'f'
,--------------------------+---{)I
TPC
••
ITM'''D)
~~
0
..
1
flU
_ I
C!'\:
~
~J>-----'
\
0;'7;;';:I~=...::!tL.L...--(M.~}-..L-----Cv~>-------~-----+-""----+-""""""-i-~""~_
~'I'"
....
______
-+\
-...(..1
;;:,~
O~':II
•
-+-+-+
__
:--:~-'~[=~b-1--~.~'
........r
31
-
....
-----
....
--<,
••
;;::.:~!;
..
Ol
•
T'(Atv~NC'
H"II)
=0~.+~J~',~L~'~au~I~1=-
__
~
.•
~~.
___
--c~~~>_
__
----~-----1--+-----
__
-1--+-+-+-~
____
+~~
J>---1-1--~l
OTIS
I
~
~
~sDol
__
.-
______
~--(..)
~:::.:~::
'-.
"
C
Co
6.-
....
-----~-f·J
~:::.:~~:
10M
~
0~.~.~J~'~~~.~IU~I~4----(s}-~-----cJ'L~~>_------~----~--+_------~--+_+_4-------+~
_{
__
~.r---I~--~1
0'"
I V -
~
:
<!>-
s
10
OH~----L..._<lU
~::::;::.,I07
6IID I
"--
_.
" "
+tv
@--_
O~.~+~J~'~.~L~'~I~ut.~e~--__<II.}_i_----~~~~>-------~----~--+_------~--+_4-
_______
+~_{_)FJ>--;-+--,
0701
-V
-+.
: .
'"
OUI.O)lO
I
.--l'-.
-{>i'~
JC
01'
-I-------l1-~4
~;::.
~~:I·
0
..
1"00
IEI.'U
~
I
V-
0F.:7~'~I~~~~--~~~·~~---d~L~~----------+-.
~~p.,
••
:~:~'~(~'~M~(~"~.~------~~~+-------~~~~>-~4>~--------------4-~~~"--'ljI~-1::t:::::::::::~C=~=~~---_+-f:~:;
..
t::\
+H""
"'
..
"
--
0
..
1'1",
.u,
,e.
I'\-~!'-
__
--<.l"\..$)!>-_~~~_-_-_-_-_-_-~l(-'
________
j.~;:::::::~-I)
'-:,.,OI.I------
__
~:---(~
6iu"zo.
070'
"V
C
CD
at-.-----~-~4
-H"'"
lIT
..
-DlllvE
YO
'0"."110"'"
.~+---------------------+_4--------1---------_4
~
O'Ol,Ion
IUO
~~
_____
.....
'----------+----------------------------t--~n
::~:.,~~~!:
..
".I
~;~~:~:~.,~'~C~~L-.~0I~"~--('5.~4----~~~~~-cJ~
~-------~~---------_4---------.---------------,-------+--~"
;:!;~:~.O,
..
~
•
r.&1IR_
~
~'Q
"'1.(
IV'
He
114'
'QI'
-
......
--1
~
'-----
......
Ii-------------------tl--.....j~
0111,'"'
""D
')$I}--f'------clv--+-V~-----...J
~,
I I
0
,
=~T,T~,(~·7L~oc~a--------<II~~------------------------------------~----'---------------~~~,4
::::Loca
._--
..•
ff'
I
-
P.75004484-1
'-----
-
--B-U-S-&-T-A-G-CO~~ROL.HE
AD
ADO~:
S~&lSTE.
.-
-------"
SOCkET'
-'
,1.
'!l[
\ .
--
1--
..
-
i~
,,;~,
I
I I
~~
____________
~~
________
~
______________
~
____________
~~
____________
~~
____________
~
__________________
~i--------"
! • I "
t'
• I 4
()
"
t
I

1ft
..
....
-
tl;/(RQi
lXiT£S:I.g
ot54
@
I
I
TP
21
+"LI
lUI
n.
n
"4'
I
I
+"li
IUS
12~
.,
01
..
I
,,"LI.
."
84
0110
II
I
."lIIU'
12
014., J I
...
"~
IIlft
I.
"
"10
I
I
."ll
.us
•
II
01"
I
."Ll
IUS 4 "
0.1t
."Ll
IUS I
OUI
.,
I
...
0@-1-
.Sy
(@)-
....
...
flll
IUS I
0,.,
It
• OAIYI
TO
,
WD
no,
ill
'.01
i
,
(1,~
[.
'.
I
'~J)
••
-"LitHO
'NOli
,.
I
17.7
I
± F
_1=
REAlW
-@>-n
-
1'1.1)
+ SET
CTl/Hot!!
~~
0151
+
MOO
SH[CT
Mn
-
R"'~n
nJJLV
-'SO'
081'1
..
l>L
4ND
16
"1
" a
-lOYDC
UN'"''
I
I
140'
""I"lOC"
0
...
16
--
~
1<{>--
--
u
--
l~
-ep
~
l~;ti
'Y
~
l~~~
-r
~
"Y
~
l~
.,
1:~:1
I
Y
o 0
"I.
OL
CCD~
-r
~
."...
~
T
,
r==LJ
FLY
~
~
~-D
-"'\.,
FLJ
-""'\.....
FU
~
FU
~
FLJ
FLY
-
,
I
I
I
~
R-J
iR-J
~
~
~
--"'\
~
~
~
R-J
R-J
-
R-J
;:D
~
-
•
--
--
P_W~
.75003727·3
CYL.INDER
ADDRESS
REGISTER
SOCKET
9
"'"
0
~
_t-:-.
~
Oll+
1
SfL
cR/iOIi
DH.:'rr':n
V 'C:.:f
t1133
-
, t
~
I
01
+1
'1lIeT~D
715 b
17
II
072.
.,
+eA"
liT
ZU
.,.,
~
0
...
J
CYL
AODA
''''
lit
V
'0
01U
10
-
CAA
81T
U6
014!1,IO)O,I".,
'<'55
1
I
11
..
CAli
lIT
lie
IHO
J:':...
.,
OX+'
CYl
ADO"
"I'
IU
V 0731
-
CAA
.,T
II'
.,
oue,'OIZ,IIU, '''5:1
II
"'CA"
81T
8.
121.
.l"l-
. •
,01+'
cn
ADO"
"'I
,.
V
0.,,,
I , -CA"
,IT
14
0237,1014,1"0,1447
~
.2
01+1
en
ADO"
""
II
L7'
0717
I
-CA"
lIT
II
I
10",'6-15
I
.~
I OX+I
en
ADD"
""
"
17'
0721
..
-CA"
lIT
I,
•
1011,/(,11
I
S.
on,
CYL
AOOA
"'t •
,V
O'U
-CA.
I"
I
41
'010,,"6
""
01
U
C'tL.
ADO" "" .
L7"
" 0711
I
-CA"
liT.
4,
, 10211
"23
S2
ox+3
CYL
AOOII
U.
I
V-
071'
• CA"
.,T
I
41
'02.,'615
I
r-...
,
0,11+3
en
"lID.
,,1[& 1
V'
SO
01,1
.7
-C""
liT
I
10",'6
48
+C"~
11"
It
1111,211'
~
Ga+JIlLaftD
I"':.
4
V ,
0112
I
SI
T~
(-sn
CAli t
I
~
I
~
0".)
HLlCTlD
Ru..11
OHI.'"
V
~
074'2
I.T,"&.OCtI
,
'ZI.
--
-
..
----------------~Q;---------_r--------------~--------------~------------~:-------------~~--------
________________
.
..11
u • -
~~

q
•
4 -
a. 4
-.-
:
I
a •
PART OF
SOCKET
10
I)),
r/;J
-DIFF
CTA
81T
256
2
(34-JOe')
o
-OIFF
CTI' 81T
128
I
(;~4-AO')
1341
o
-OI'F
eTR
lIT
64
)
CH-IOe)
133'
cp
-OIFF
eTR
BIT
)Z
5
(H-COI)
1346
~
-DIFF
CTR 81T 16
(34-
001)
1349
¢ -DIFF
CTA
lIT
•
(54-E08)
1351 $
-OIFF
CTR
lIT
4
(54-F08)
1353
$ -DIFF CTR
lIT
2
13
(34-608)
1)55
~
-OIFF
eTR
lIT
(54-H08)
1322
1337
rJJJ
-0 I
FF
EQUALS
ONE
(e-51,54-G04)
1330
e
-OIFF
EOUALS
ZEItO
56
(34-H04)
0930
0907
0909
0903
0942
0949
0945
0''''
oe04
0824
oua
08.,
0144
~
-CAR
BIT
30
(l4-JOZ)
~IIT
12
(34-A02)
~
-CAR
liT
14
(34
-B02)
~
-CAR
lIT
16
(14-
CO2)
~
-
CAA
BIT
18
(34-
002)
~
-CAR
liT
(34-
(02)
$
-CAR
BIT
22
(34
-F02)
riJJ
-CAR
liT
24
(34-G02)
e
-CAR
BIT
Z6
(34-HOZ)
~
-HAR BIT
28
(14-009)
$ -HAR 81T
32
h4-EO,)
e -HAl'
lIT
(54-FO')
e -HAR BIT
36
(54-G09)
~
-HAR 81T
38
(3.-HO')
-I
I
I
(0821'
-RESET
ATTN
~
~
(~)"';I;;';-~Z~I~)--';''';''''------4'iJ
ran
I
I
I
I
I
-CE
IEIIT
UNSA'E
~
~(a~.;"-~"~)~;""';;'--';"------(~
140'
Q
256
128
64
32
16
•
4
2
II
•
4
Z
u
, i I
~!-
I
I
I
'ART
OF
SOCKET
10
_~
_______
' Q -DRIVE
'WO
s"/SlC
1544
---.::.p
(I-U)
-::"'7-::---------,--~
-DRIVE
FWD
zo"/lEe
1543
-V
(8-20)
~
-DRIVE
FWD
~/5Ee
152=-'-------'
~
(34-HO)
~
.GO
REVERSE
153-4J-------~
(8-n)
~
-
'0
FORWARD
"55--------~
(34-803)
~
-Ae
WRITE UNSAFE
043-5-------~
(34-AI2)
--'*' -DC WAITE UNSAFE
044-5----------~
(34-11~
~
-VELOCITY UNSAFE
112~9---------
--9
(34
-
012)
4
_________
~
:EVERV
UNSAFE
IICCI~T
"'"
1841
~
(34-HI2)
~
-EvEN
eVLIND'"
205~0--------~
(H-OD3)
~
-000
CVLINDEA
Z05:-:4-------~
(H-E03)
--4f.. -HEADS
UNSAF'
OZ4-7-------~
(34-CI2)
~
-PACK SPEED UNSA'E
173-9---------~
(H-GI2)
1'13:------------I~
TP(FOAWAAD ITO")
Iz?
-AC
UNSAFE
260~3----------(~
(34
-E
12)
Q -POWER ON/STAAT
271-5
----------4"t;/
(8
-
30)
~
-FORWARO
144-2---------~
(34-AOt)
_~
-SEEK
IN
PROCESS
1451--------~
(34-
C04)
~
..
HOLD
AEVERSE
143-1---------V
(1-.,)
AESET
~
+OltIVE TO 'OIWAItO
$TO'
140::-.,--------~
(I-ZI'
~
-HEAD
LOAD
14Z-'--------'--V
(1-14)
-A
-LllIIEAIt
NOOE
1427--------'~
(I-II)
_________
,~
-.[TRACrlD
NOOf
1421
~
(34-A03)
-A
-1"1"'
CYL
DUICTED
'40-1--------'~
(14-804)
~~-------,---dO'
-
FILl.
RIADY
1411
'(
(I-It)
osoou
r-tONITOA
SOCKET
10
I
I
I
,
,
I
~
+5V
+5V
'*'CA-
I
O.I-IO,C-IO,"-COM)
~
+IDV
+lOV
~
(IS"COM)
~
-IIV
'-IIV
~
(A-'40,.-40
,C-40)
-'~D
~~~~~~~~~~~~
\!J
(A-I,.-.,e-,
....
-co.d
•
,
..
•
..
.
i U
I
i
il
G
--
-I
t I
--
- 0 I
..
en
---
.
~
I
•
&
~
I !
IS
0-
I~
p~
~~
I
II
I!
\ \
~
I I
•
I
~
-
...
-
,
-
•
-
...
-
I
I
--..,......--..--
.........
~---------------------------

: .
. f , •
. '
," J
-,',
~;.
(.
~
, ,
'
..
" .
. . '
i
~',
",.
~
, .
,
.'"
,
,
.'
.'
'
'
..
• •
'\w-.
"
, ' ..
,"
:.
"
...
" '
'\
. :
-
~.
"
'j
·
)'.
,.,.
",
·
~~~.~
~~~
"
:\';
':',:
't·J
{~'(
-."1
~.
• ,
: ,
I
~,
__
.
."
, I
, I
..
-
-
•
nn
-1II't1r'A1J
u f •
(
,..
----
--
------
-
-----
--
-------
------,
I
I
L------~~
.....
--·-__:Hf+_·--t_------_1rt7
T~
(uetUS
ON
Lt.')
;~Ll:J4~11:-~-~c.:n'*l""""~~-ittrf"'_L}>---"
F=D\-_~
..
U)o-4-(~):)}or;':-';:'~~L.:.:IC:.:T~I::...:::;O,*;::...:L~I.:.:;f
__
~
~"""~U:IO-"':"(~I~.;"'Clii'L:':':':C~TI:':D
__
.OD
__
"";;'L'~_
MeW "
'llfW----
..
I
_bilbo--------
______
-tG\
......
\MAII
.....
-f"''''
'*"11111:-
..
~i\+----~
..
'V
ICI
...
~
UfIIUft
~
I _
+~,S_"t.L'_l,.TlIMt~
~I
~--
•.
~~~~--------------------~I~~-~~~S~l----
t
@It.
......
-
m:i~~~epqM.~------~~~'~.--,---_-,-_------~---------------------p-W-A--7-!O---03-4-~-t--.-.5:~~~~~~~~~_
-----
- -
------
--
• FILE sr4TUS
SOCKET
12
•
...
-
L-~----~.----~I------~u~-----r-.-----'.------j1r------CC---~=

•
'\
N
,
_,f,
"
,
'.
.,.
:
lO.
t'
•
~.
I
oj
,
I
. I
0;
0,
•
u •
,----
------,
I
I
-$IT
Ol,vl
TO
'0
......
0
"Of'
~~
__
------------------------'-----r------------O----~"
,-0.
u
!.ITt
I@;::'"
1
I
~--------t'I@=---
FILE
STATUS
SOCKET
12
+~,
S_"
~'_l"TlI
MI~
I
~
t652.
•
~
_____
@
It:""""
PWA
7!Q034t!.-
_ 5
~
• c
•
....
-

1
~~~~
<Yt
IIlP{!t
~1.<IMIr!...-
~~
...+-
____________________
...
1-1
\.U
10
2:
I
r-----~--------------~_;------------+_--------------------------------~!~)
+SE~S'fD'F~
,.43
.--..
Ge.aD
,~/
..
5110,"'
@I
~
~
.J
t~,
I
~------~~
H-
________
"i--.--'=:;;...
__ --
"-+-------------+---------M-
0""
CQy..,T{e
,,1
1.1'
I
~
li17,TI45'
11---------t----:---:--:--1H'ZI
'+,')1
UN
!!WI U
__
/
•
1f1lCl.
1Ia.
"---'
-1)
IP
FEIlEJJtE
~
,er
,.,5
-
"""EEllN'l:
of.
(ii'
'613
-1)
II!E't.~tJ.''-
6 (11
1(,2.,
..:,./
-
lu
E,Fl'l.;t}.r::.
C I
~
Q
,
I-/'i
,~
-llJE.Ea.:.~r4.
31. @
11!i07
. -
D,FFslflJ.C('
,of.
13
1&09
-
TJ.
£FF!'~fJJ.'f
ll:El
(g
141/
-1>t.t:.FfI/iJJs!
IS"
~,
"'7
I
r-q"-"
.....
,
r-<:
t~
~
~
~
t>-
o
rL-/
tfJ-,-
......
tL>
....
"""""
0
..J
.J
It
CT
1
-:-:r-\
J
8
&'1
~
COUNTU
~~'----J7
.~.1
.,....
____
1~.
~::fJlE.
f~uru.---,
I
~~~_+__+__-_H-+_+_--
__
-r_--~5S,=~.JFLg&'IJ!R
liT
1. I
r-
JOiT,/l5a4
1-
'-+i--~--==--H-_f_-----_t_----l'l-4i~'
-~Iff
.S.lMtrtt.III.!..-1
I
I()//,
,~~
~H_~t----------4i__t--------_+------:-"':sl
.-.~!!f'Q~~T£"IIII
8 .
i
1009;1'10_
I -
.::J!E~~lLJ
1-+-~
....
~~--u-
__
---~11_....;--------+---------'1'"11\!9
1007,'.1060
J.+.'-+-----==:........~---------+------_t_~
-0
IfF
CD!lN
TEe
lIT
» /
r
-_
I~
~~-------~----------+-----_rl
,35
-~~.
'OWim
m ,t
~~----
___
~I-------_--
_
_+----.,...~I
-91Ff
(D!J!!!f"
In
1M
,
•
IOOI,~
-~£/C.
nAlZT
l
~
·
~
k1-SJflf!.:.:.sf
Ll
R
.:L---I
..
~------------------------------------------------------------------,-----------------t----~---t---t1
~r~N~UJ~L«~'
_________
~
,..
1
40,'
,4M>
r
&JTr
RL
oc.
Ie
~
I~"
PWA
750037l.8-6/S
---------------
-.~--------.----
DI
F
FE
R£N
CE
C.Ol)J1E
R
SOC~E
T
13
l..J'....
~
,+J)IFF
"""'-UlII(
~
~6
l4n,ls.sO,leijif
WJ
~
ul
I.J.
LL

1
~~~~
<Yt
IIlP{!t
~1.<IMIr!...-
~~
...+-
____________________
...
1-1
\.U
10
2:
I
r-----~--------------~_;------------+_--------------------------------~!~)
+SE~S'fD'F~
,.43
.--..
Ge.aD
,~/
..
5110,"'
@I
~
~
.J
t~,
I
~------~~
H-
________
"i--.--'=:;;...
__ --
"-+-------------+---------M-
0""
CQy..,T{e
,,1
1.1'
I
~
li17,TI45'
11---------t----:---:--:--1H'ZI
'+,')1
UN
!!WI U
__
/
•
1f1lCl.
1Ia.
"---'
-1)
IP
FEIlEJJtE
~
,er
,.,5
-
"""EEllN'l:
of.
(ii'
'613
-1)
II!E't.~tJ.''-
6 (11
1(,2.,
..:,./
-
lu
E,Fl'l.;t}.r::.
C I
~
Q
,
I-/'i
,~
-llJE.Ea.:.~r4.
31. @
11!i07
. -
D,FFslflJ.C('
,of.
13
1&09
-
TJ.
£FF!'~fJJ.'f
ll:El
(g
141/
-1>t.t:.FfI/iJJs!
IS"
~,
"'7
I
r-q"-"
.....
,
r-<:
t~
~
~
~
t>-
o
rL-/
tfJ-,-
......
tL>
....
"""""
0
..J
.J
It
CT
1
-:-:r-\
J
8
&'1
~
COUNTU
~~'----J7
.~.1
.,....
____
1~.
~::fJlE.
f~uru.---,
I
~~~_+__+__-_H-+_+_--
__
-r_--~5S,=~.JFLg&'IJ!R
liT
1. I
r-
JOiT,/l5a4
1-
'-+i--~--==--H-_f_-----_t_----l'l-4i~'
-~Iff
.S.lMtrtt.III.!..-1
I
I()//,
,~~
~H_~t----------4i__t--------_+------:-"':sl
.-.~!!f'Q~~T£"IIII
8 .
i
1009;1'10_
I -
.::J!E~~lLJ
1-+-~
....
~~--u-
__
---~11_....;--------+---------'1'"11\!9
1007,'.1060
J.+.'-+-----==:........~---------+------_t_~
-0
IfF
CD!lN
TEe
lIT
» /
r
-_
I~
~~-------~----------+-----_rl
,35
-~~.
'OWim
m ,t
~~----
___
~I-------_--
_
_+----.,...~I
-91Ff
(D!J!!!f"
In
1M
,
•
IOOI,~
-~£/C.
nAlZT
l
~
·
~
k1-SJflf!.:.:.sf
Ll
R
.:L---I
..
~------------------------------------------------------------------,-----------------t----~---t---t1
~r~N~UJ~L«~'
_________
~
,..
1
40,'
,4M>
r
&JTr
RL
oc.
Ie
~
I~"
PWA
750037l.8-6/S
---------------
-.~--------.----
DI
F
FE
R£N
CE
C.Ol)J1E
R
SOC~E
T
13
l..J'....
~
,+J)IFF
"""'-UlII(
~
~6
l4n,ls.sO,leijif
WJ
~
ul
I.J.
LL

N
..
....
•
Q u • I
1 ,
u.
~
•
• I
!:
I I i
,-~------------------------------------------------,---------------------------------------t~~
I"TIALOCK
1:.::"~Tl::::A;.:.:L:;:O:.:::C""II
_______
-("i6).
'CJ
I
'"
1340
o,::;:J
±-FORWARD
",,1£.0.'"
4. I
1(,)3
r-L-':
~
J~
0
I
'L
~s.&..
siT_D1E.F A
~
4' r<LJ
131.
+0'"
roUAU
aNI
17
IUZ
J
-L-I
..J
I
:1
"
II
-
'L
• a
+CYLINDl"
VICINITY " LINEA
Z043
MOO£
·01"
IOUAU
u.~
14 •
IU~
I
_l......r-\.
0-
-~[U
HA"T
@0-
W
~
r;:!--f
O.U
'111"
CYLI"Olll
-F
..
5'
CYLIfIOf.'" I
OlTlCTlO
,
.~
~
'331
~LJJ:o
-
1fT
D'!IVI
TO
'0""."0
ITO~
4
II"
I I
I \ .,v
r-l--f
-AUTO'"
OU4
••
OAIY[
TO
DA.YE
TO
'~O~
FWD
STOP
r---
nv.-!>
0 5 0
-.vlLctCltJTOO
~~q
"
~
"
•
If
./
N
....
I
f"~W--
"
~CCD-
I \
-=-
T
-
'0...,."0
110'
10
'''1 I 1
~
I
Ie
TOUY
H-J
rl>
trD
.HEAOS A[TRACTEO 35
lnl
•
STAlilT
A"O COIIT"Ot-LiD I
6NO
24
2741
HOLD
-ANY
UN'Aff.
'XUPT
"'.2l -IF
FL
:r
114' H£AO
LOAD
-POWEIII
O~STA"T
"U['
-@- "
~
U~n:1
I---i
211'
~--.!
SlQU(rtCl
\TA"T
PUU£
~3
ri>
173'
'([II
-.NYALiQ.
'UK
~
IN
41
160'
I
.CYLINOU
, 0
46
Illl
, H 1
tUII
COM''-lTl
tr.:l
~
~
+YlL
"''"''''
PO$
(awoL$
U R=Y
45
14"
L
fl-rB
~NJ)®-
...!-!.
n
.'.0'-
U
,..,us
-Cl
"'U'
"",,,," 5
1004,080<1
~HD
Z
+sv@)-
-
••
ve-
<.}OYDC
54
1101
sec:
•
SO
It"
.010111 T .....
""Olllllll"
IlCI
"
..
,.
I
I
4-
~
I-
DC
VOUAC,E
C"ECK
0
I
(!)
--
o
OUT~T
lOW"
II.,,,T'IILOW
S
\lOUt.
@ OUTPUT lOW
I'
AC
I""'T
'''IIlN'
•
u
L
~
--
-Cfj'
'L
~
J
--
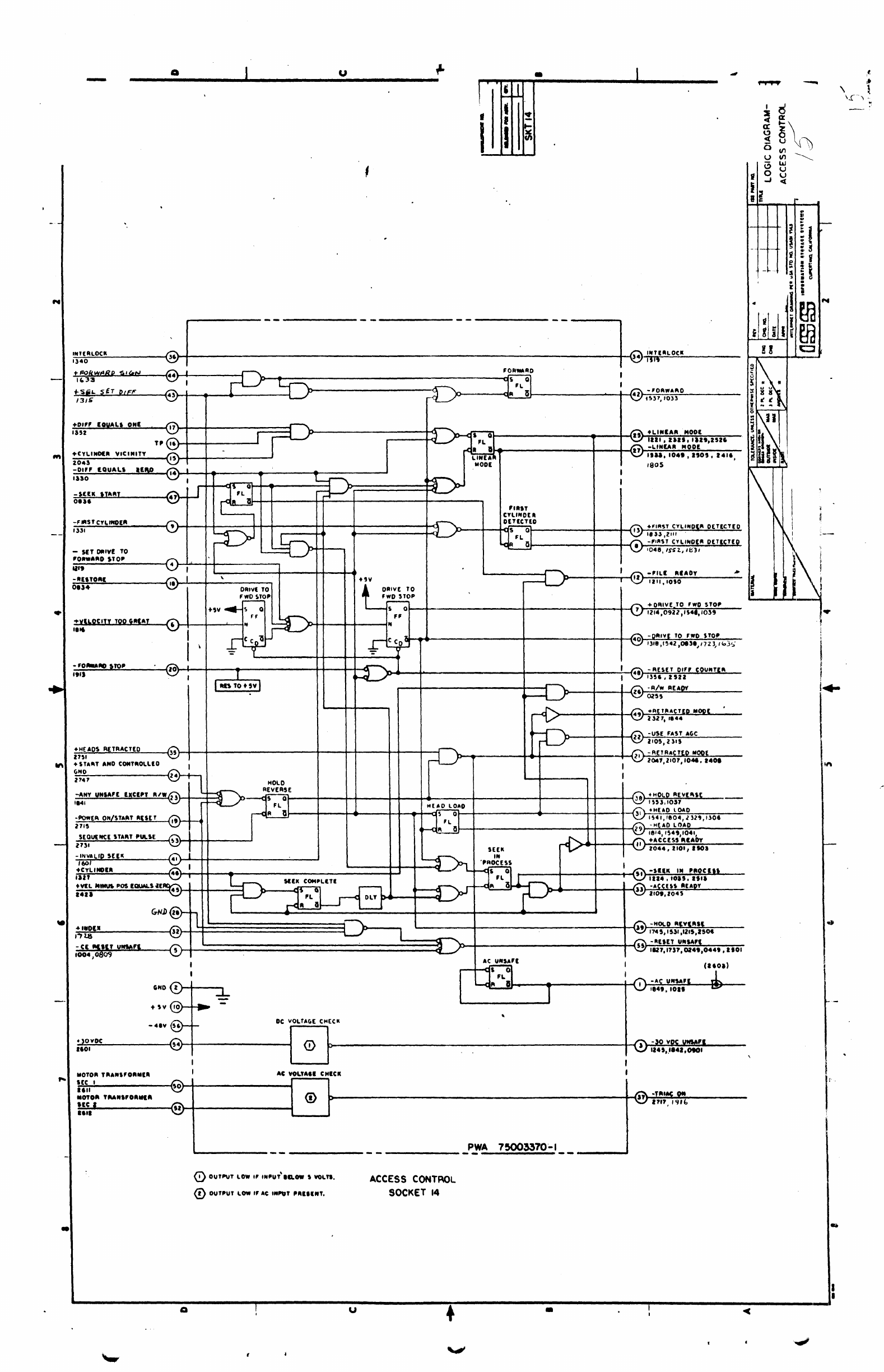
ACCESS
CONTROL
SOCKET
14
PWA
--
,
75003370-1
•
--
,
I
·'0'-"""'0
42
HoP,
1033
+LI
..
IA"
MODI
IS
lUI.
lUI,
'11',2526
17
-LINEAA
MODf.
1111.104',
a,o,.
a4".
IBOS
I
I
.FI'-~T
CYLI"~
O[TlCT[O
Il
It.U,2'"
-'IIIU
CHINO,A
O(!KT~
•
'048,
'SS
1., I!f31
I
-',LI
"lADY
•
I "
IIII.lotO
+O"'V[
TO
'''0
$TO~
1
121
••
0922,".',1039
-D"IYE
TO
"'0
STO'
.0
'-"',1!l42
,01",1723,
1"'3~
I
4'
-
RUO
OI"CgUNU'"
I
'H6
, Z
IZZ
-R/w
REAOY
26
02 !I ,
..
,
+A_t
T"AtT11l
MOOI
2321,
.e4.
II
-UI(
rAn
ACoC
2'0',231'
-RETRACTEO ".C!ltl
;11
2041,2'07,1041,1401
I
I
38
+HOIJt
RE\I[IIIK
1~~3,IO.n
+"uo
lOAD
31
I
HI,
r804,l12',l106
-H(AO
LOAD
29
~~i~:::'~~~bv
"
Z044,
ZlOI,
ISOI
I
-$ElK
1M
'"Ot
f.
U
"
1114,
'01',
Itll
-ACC£U
flllADY
U
llot,Z04S
-HOt.O
"'V,""
J9
174
'.IUI.tllt,IIO.
-/lun
""IAa
U
1127,11J?,0l4',044'.1'01
I
(1601)
I
-Ae
UNSAF~
~
I
".'.
lOll
-
I
-30
VOC
""""'1
''''',,'.41,010'
I
I
-''''AC
0-
''''',
!'H"
I
li
ct
a:
u
ct
5
u
a
i 0
..J
I
~
I
r:
i
I
r
I
I

...
In
to
w u
.~
,
• I
!!
I
t-
X
.....
til
0
~~!~~
1':::\
-----------~,~~H-------------------------------------------------------------------------------------~
"
''''T[''LOCII:
'.24
-D'ff
COUNHA
--
..
-.-
.
'HOlD
A(VlR~(
..
-.
---~.
---_
..
'438
..:~!~O.!
~(l'RAC1~~
__
212'
to.ff
LESS
THA'"
64
""
-'ORWARO
'442
-H[AO
LOAD
'42'9
-0111\/[
TO
FORWARD
!oro,.
.440
-LINEAR MOOE
-
CYLINOlA
-------~-.
"'3
-
OIFf
COUNTER
'322
-
o,~
F
COUNTU'
BIT
,.
1349
-
0'"
COUNTER
B'T
.,,'
~~"'T[1t
BIT 4
""
-
0'"
C TIl
B'TS
32·'21·".
,,'e
-
0'"
COUNTER
B'T
8
.".
.EOUAI./LESS
THAN
2
,'O~
~
1
R['
TO
r----------------<
-SV
o
TO
A
CONVEATEA
AMPL,FlER
(A
••
)
D Lr>-
44
D
'OAWAItO
R[vERS[
'OAWAItD
-
O.hvl
'ORWAAO
'"I'lC
104S.l44S
-DR'v[
RfVEA,[
'''/S[C
-GO
"lVlltll
ICKI
AU
N
.....
va
rl
(5--
':~
I~
( •
...a
•
r.,
\J
(;.1
•.
on
~A,
Q
QL
~
SHAPlA-
OUTPUT 2
14"
5HAP['"
OUTPUT'
2445
T,.
'.»--+----
-
----.-----,
.------+--------------------.-i-------------------------r----~"
TP
~11!j
AOJ
o
It[vUs(
_-~L~E~S~5
__
'_H_
•.
_N
__
'_6
________
~~I--~-----
________
~
'~7
'-.:,r
-ONE
T""CI(
!oE(f(
---------
,:to,
-
~HK
START
~
-----------
~~~~':LL!.~~~I
t;\.-
'3l1
-..y
•
D."
lfS$
'"""
'I
----
...
------
,.,4
Q
S 0
FL
A 6
Ci4
'MAN
2
I
--------------~------------~~~~---------------------------------------------~IH0,
~--~L~l~S~S~T~MA~M~.~4------
""
<"
$ 0
fL
A 0
------------------------ -------
--
u
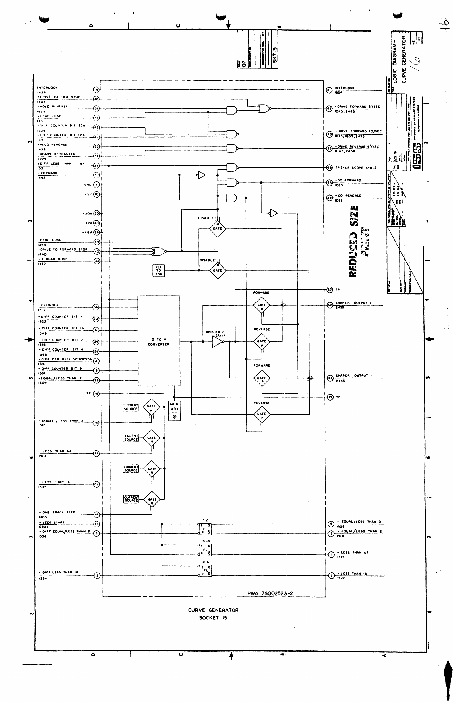
CURVE
GENERATOR
SOCKET
15
+
-
LEIS
THAN
'I
,UI
PWA
75002523-2
----------'
-
w
~
liU:~
'I
;1
i I
; I 0
!~
.-
'e(
e(
'a: a:
C>
w
e(
z
"3
w
a
C)
~
w
'~
>
13
a:
::>
!l u
.
!
!t
~
I I
~
i !
i
II
E
e
r
I !
• m
...
iii
I
G
gil
i W
CI
,
•
i
...
...
-

.-
':::I
-----
•..
~
·"f~'"
UT
1')~._
...
__
. ,3'..1 :=:0-
Q}T--------------4~+_--------~
~
4811
LI:II!~'
i~tr,
?t;
___
_
'b~L
-.
3
~-
FIJL.L
AOOf.~
-
c~"-
elL
tt"___
fsJrt----------+-+-----'---J
og01
~~
I
~
•
FIJ~_~l~LJ1B
__
~
5'r-:------------+-----'-~
.
oSH
~
Ql
O
·-
t.J:L~.1.lLS"_~"_4_=__
__
_<,,;;
rt-------+----+-----J---...j
o~~o
~~I
""'
~
Q(..Q
-"
-~~B'T32
~,~------~-+--
__
-+-----.~~
I
t
F/u8!J$
3L_
'-'
_
...
(51
______
_+-+----+-----+---1
0841
'-'
I J
~
ql
a
..
-
::-~~I.1._1b
t7
,.-903
---{»>-.-
...
1\1
r
~
FUU.
ADJ)Et
-
1-:-'I.E~L'S.
Ie.
r
830
43'
=C~~
SIT
e.
@ I
004-2.
~
-rEj:":US
IL
_.
_____~I
'+--+-+_-------------+-~
~
QL
Q
::~(
8'L~
__
~+-_~------------~-I
~49
~/
j
,CIL(
.•
,JI!!~~4L_
___
4"
...
r-t---+_-------------+--
081.9
,"0'
--[>:--
~
=cAf
_1l.I.l._.__
r:;;,Z5Hf----+---------------I~~
c~4S
~;:J
~
...,
t-F'ILE'II.5.%.._.
-
7-9:'+-----------------.+----I
C~l
--v::!)
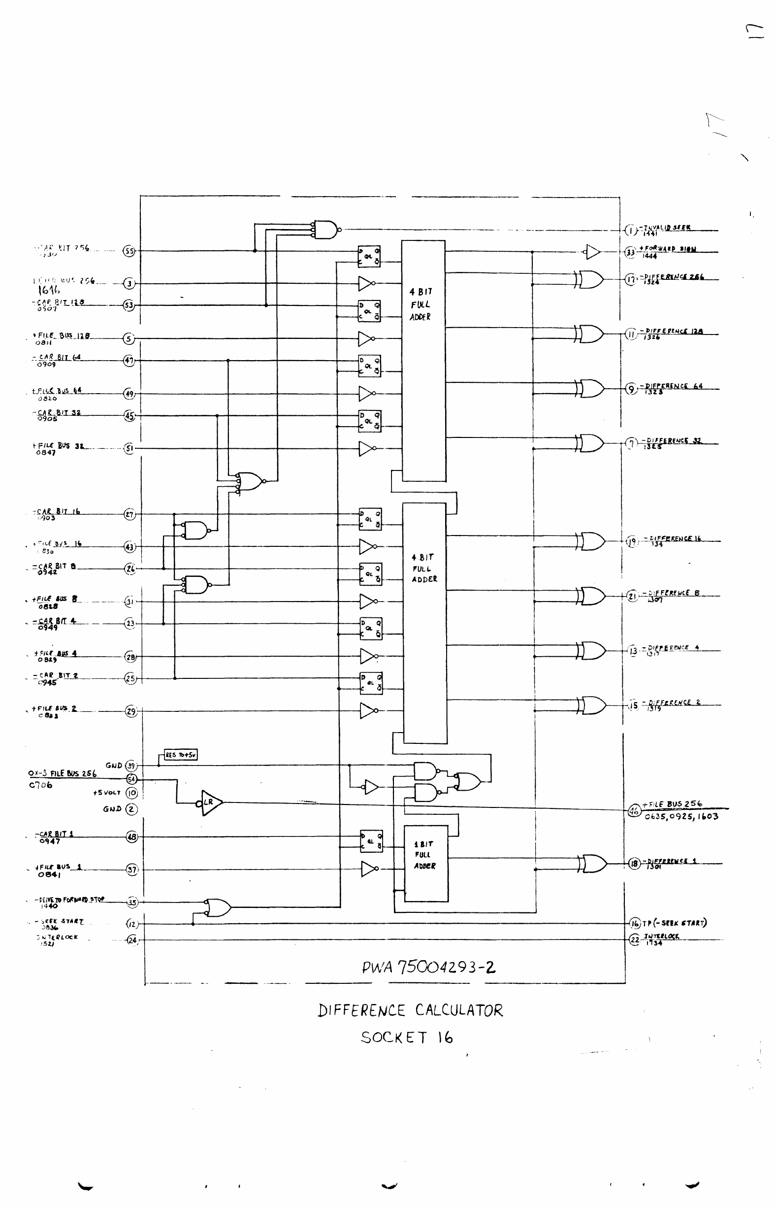
P\A,'A
7500429
3-Z
DIFFER£NiCE
C,AlCUlATOR
SOCK
ET
\"
.
..
-
n
I
-
n
\
T1
I
~I---/.)~·
-fiwn~~
I

• , ..
uf.
"I'
• u
.
,0.
(iii)
r---
.--
--
. --
--
"1.~01
tIt,V@·
-.,.@!-.
~IIO
0
r-
l ,."",(
t.~~!
I
~
~~c~,
;~
.~
I
_~--J!.--~:.r-...-----
~r,=:-'--'
----~
----l
I
,
------
----.------=i:::
-
MOL'"
A.v
...
SI
.,7
0
:-:).:--------i
o
'H--+---------------
-
IIU"
UII,."
,.,'
•
*lO
~l
.•
(t.
OU,
~--+-------------------
----------------
._--_.@
L-
____________
.
__________
~~~
6~~~·~~i---------~----------------+-------~----~~
,.Q0~---------------------------------
r------.-----4-------~+----------~,.
c
>-
___
---1~~.~
..
O=!I~
____
_
I
~
o.ol
.•
no,lo",I"),lJ)1
,aoutto
Ut'\
PI"
....
,N
"'
....
, 110'-
),U
roa",o
Dt$
....
(.
»-------+
....
-------+-@
,.
(-
.•
Ot.)
I
-----+--.---------+-@T.
,
1r--~-----------~----------~
T'
'
~~I--------~--------~
-,"~
I
to
'.0(1
\lUO.
".,
~~40
I
TO
6+-----·-·
Q
________
-=
_______
l-Q.
~.~I'
'oOutI~I_~"L
__
_
~It'.
SOCKET
17
INDEX
TRANSDUCER
u •
--J.-@'"
I

-
(O,","E"'\AT'O"
1:'
THIIIMISTOII OUTPUT
'907
Rl'[IIlHC[
;,
THlIIM,nOR
OUTPUT
Q
TP
T"
-CA~
'~IJ~'~4~
______
~
~
-CAli
"T
0907
-CAli
I'T
0')0
-[v[N
eTL
INTERLOCI(
171'
-~v~
~VN~~~~E
________
~
'403
'.01,
,.01
-1'.0
"lAO'
0<
rtNOfO
\W.
'to4
~
HEAO
w
•.
....:t:-'
_____
-(
'''',
~-'.:~,.---~
20$$
,,:>1""
(OVAL!>
OOIE
,HZ
-
Rf\E
T
v",SAH
'4n
.""!>T
CYliNOER OET(CTlO
1411
V(LOCITY
SAHTY
S(N~R
\I~
Z007
+11(
fMCTlO
MOO'
f
•••
+.z
Y
+IOY
r-
I
1
''''"
CONTROL
CICT
u
\
i
v"",".Ll
''',
..
""''l
i
, I
~~
I
I
I
• I
~
~
~
(/)
'---I-'-------------------'i1M n
("MI'IHT
,,",)
"[FERlHeE
THuuUno"
O",v[
~"'-------t-(n
-v(CJX'TY
""~n
IOU,',n
'--------------------H,I.
+v£U)C"y
100
"'lAT
1406
l....--L-_-
_-
_-
_-
_-
_-_
-_
-_-_
-_
-_-_
-_ -_
-_-~--,--
-_
-_
-_
-_-_-_-_-_
-_ -_
-_
~""'1""i1
;:;~.
_,
~--------------,
G
PWA
75004139-4
-------
-------------~
TEMPERATURE
COMPENSATION 6
SAFETY
SOCKET
18
u + •
i'
iii
Ig
I,
-----'-
/
..
....
•
I
•

IINSOR
,.A$
10M
••
.,
CO!f'!O!!
.
.,
"'SV
+,y
.,,,
..
'OURce
"
ACCIII
fllA.IOU""
SOUACI·
IILDCK
1-----
...
----....:I~
H
~~+-
_____
-.
~
:
I
CDiTIA
.au
, OA'VI
I='~"~:;"";"'=:":="----~~O}---+-----""""~
I
~--'-----~-'
~
MAR
I
~
,
)-_-+
____
--I~
,
#-'>_+-
___
--I~.;;;r
)----+--------I~
D
~-+----~~...:J
&
i
I
'71
)---+-----~C
0Uf1lOC I '
::p
L
___
·_·-_-_-j
~~~~-----------{)'r---~-----t1---------------------------------------------------------~
I
I
'Il0l.
TAANIOUCIR
CClftIHMATIOIiI
r!1C,""g
Q!!I~L.
_______
"""T
0"
.I»
..
17
~
--<
2
~-"--------~hNW~----------+---'
I
':I~'.'f:cf.t
Mg!CI
nc
...
"TC!A
Myl
A)-------------------e~-4----------------~~-~
lIat
~
IT.
FOFWM
MlI'LATi
~
,fOP
OHTACTED
_
INOEX
~
OCK
IN
flUlCl
,w
TtIP
COv(A
SW
•
o
~
US4GE
MEn"
,--1
-ffl'B£
Pit
¢ I
TI~NM.,
,.437
\!V------,-.
-'-!I I
L
__
J
-
MOTOR
e=
,
____
4-_-1
1_
-
_______
C!»'!'AOL
.....
IL
-ceDI.
MADf
LAM"
'1"
..
20V
.'O}-----+--+-f
------(r;)------+--+-f
I
I
"'U
UMAFI
~P---f")---_-I-_-+-f
11"-··
'-
i
ICt.UT
Loca
1l£A1>
OM&.V
TRANSDUCER
AAODLE
SOCKET
19
VELOCITY saFETY
If
....
"ot
sw
11'\
•
·toO
,.
..
••

N
1ft
-
8ALANCER
p,
2501
-POWEll
ON
PH[
T
,
,"',
HMP
COMP
O'f50£T
Z
~
14
~
!lUMMINC. A ..... OUT"UT Z
it·"
SUMMI"CO
A
....
OUT"UT
,
it."
T[M"
COMP
(W'if'
I
PI
-ACeUS
IIIAOT
14»
0.6(PI-P21
'I
..
PCOMP
OUTPUT
,1'9
0.6
P2
-",
J
H.'
.ACC["
,'(AO'
14,.
,.,1
Q u , I
fo--
I I
I
•
L~~~:l
1
~--------------------4-------------------~~~~~'~~TC~_~r-----1
0.1'"
I
>---------r-<3!1
!IN.A'''I''
OU'''''
I
14,.
~----+-(50
-(VEN
C'LINO'"
'0.',1301
+
EV'H
CYLIHOUI
llli
~r--t--------i~~~---------------------------------.'---------~+-~----------------------~~li
POSITION
SIGNAL I
IIU,l301l,II.J,2CI.,U
I•
L----------------------------+-~-+----------------------~~JZ
~S'T~N
~AL
I
I'SI,UO".2'4'.l41~UII
-
000
CTL.HOIII
qJ~~
~~4-.-------------~~--------------------~
OITECTORf
ISlO,IO
••
'~~vl
--4I,~--t--@)
TP
(UlnO"
81
••
I
I
i
cn
IIICI""Y
r------t---+-----------+---i421
~,O.~.CE
0"'11
[
.ZO
V@--+-
Til
(.NALO
..
{'IL
VIClH""
-I'
V
('YLINOlM
VIC'NIT1'
SENSOII
SIGNAL
1007
IIH[IILOtll
"u
-
£VlN
C'L
STOP
iiiI
+
1'llN
cYL
ITO,"
»if"
.,~+------~----------------
CYLINDER
DETECTOR
SOCKET
20
u
___
;...PW.;.;;.:.;;.A.:..;75P.937i3
-4
•
100'
+
[V(H
CYLIHOU,
'I1('HI"I"t
lUI
1.'1
~
"'
t-
J I
...
I

N
..
...
..
141)
-
VI."
CYl'IIDI.
VICINITY
IU'
-ACCUS
IIUDY
,I4U
(,
..
o~
1
HOv
·.1
V
40N2
WI('COLlII
PVlU
-0101£
TAACIC
SlU
1301
1411
1422
-RETAACT£D
MOOE
1421
II.
u
""UIT
TOTAL
CU.UII'"
TOTAL
IOUIilCI
CUIIIII[JtT
CUIUIUT
IOUIICl
OIIilECTlON
COIIITltO&.
•
•
,
I
I
I
CUIIIIINT
DllltcTOIil
••
+
IICC
UI
iliAD., +
"0
NUC
..
It
I
~
<
cr
~u
-C)
°c
u
8
~
..J
• i
i . 'i I
»------t-------t"'"'\I.
TP(-ACClil
lllAO'f
+ 'IQ
MSIC')
~1
..
~T~l~.~LO~(~M~
__________
~I'~+---------------------------------------------------------------------------------1r1
'014
u
AGe
SOCKET
21
+
PYlA
75002521-1
,-----_
...
-
..
~
1ft
....
-
I
I

N
fit
-
\
Q u + • I
,
~
J..
f I
ff)
f N
I
f-
~
en
•
,H()(JI
111e----------
J
2'~2
{,A'II-~'=--------@-T----------------------------·-----
,
IY
..
".*'"
I
fO:1I
I'OIIY •
........
20U
·ZOV
-000
TO'
i.I.,
~
_________
-~Jr~~~~~~~-------lr------t--------------------------~14
TP
I
-4,V
@-i-
~-------_t----t---------1I------+----------------------------L~J~-~cv-I'Op
r4----+-------
~
uu
-E
VEN
'f
T P
~R(T"ACTEO
MOC
ur-~E.-
..
"-
...
-o-Ot,-------..J
"000
C'fLINO('",-R,"-
__
lci~-,---
}:~~~----------'----~29r-r-----------------------~
TACHOMETER
SOCKET
23
I !
~
~
l!
I
I-
I
..
lW\
I
."'"
'.
------------oo-------r---------~u~--------i+----'----~.~---------r----------------~l

..
:
."{
-
I . -.. u
bUt+
..
------~--~------~----~~
••
,
~
-.
1001,1
5[(
1t.'L!
SHOT
:-~C~Y~l~'H~D~[~A~
_______
~".~
__
--------------_--~H
Ilil
I-
~
I
I
I
'"
•
::;
N
...
--
~
en
--
CIt
~-~l~'N~£~A~A.-=N~O~O~£~
______
-i~
_______________
~
______________
i-
__
-r
______________
--jJ
.4lT
~
-CAlVE
rO"".1>0
~./o)[(
43
1~.4
_
OAIII(
FDA_FlO
20'l
~fC
~.d
1~4)
Tf
...
P
(O"POH~[T
I
39
I
181'
I
TACIi
OUTPUf
I
'1"
Z 313
!!<\LANC('" OUT PUT I
~,
lOl!
!>HAP(A
OUll'\)T
I
4~
1~)4
GATED POC,ITIOIIi 1
47
B'l
"I"<OUA
41
lJ48
I
6NO&r-
37
1.,,,
'>HAP£
A
flU
T
Pu
T 2
,.,
IHl
8AlANC("
OUTPU
T I
44
lOU
~:~:r_l
__
_
42
1---~:::i::::::::~1::::::~~I==~,
r
~
J~-----------
LI"IL
DITICTOA
~--------------------4-----------------------------------------_r~
T'
(+PACRAT
'PIEO,
!.\IMM'NG",.
OUTftUT
•
__
----~------------------------------~52~~~1'~~---------
~
....
,NG
I
AM'L
I'O""""'D
.!'MPl,j."I£ "
..
,
"""AK
I~')
.J
........
j/
I
-
L------+---+~~-------------------·------------r55
m.5
OIRECllON
..
il14~
-CAlvE
RU/(
R!>(
~'/uc
I~n
33
J.ie\
I
~
foA~r!
)...----------M"
"'''4
COMPARATOR
I
~~>
:'\
f ®
()l-""IVCIIM
""'VI
~----+---r+;~-~--/4'
,~
I "
AK
o.
-11U;"IVAT(
!>[AvO
27
---"~~~~~~I---t~~l-~TP
_
..
_--
---
~J-----
~I
1:::1.......
',;
10
~,
-).+0'''''''''
'QMfAIIO
1
r--HD--t
UTI
i
UU
~'O~A~W~.~RO=-::~V~~_A~[_~_T
______
~'~~lll
____________________ Jti
__________
------------1r1l~_t_r-~-
~
fP
2611 I
'-L
, ----.J I -
;;,-..:::P..:A~C..::II...;A::.T:..-.;5;.;P...:(:.:[:.:D
___
_1
6
l-I-----i
"=f"
....
C..,;~;;...;'---------r
1154
...
-+----i.J
AI
II
(AU
CUll"''''
,"
914----------------i-----------iii-,--V
...
"'"
It
-
_.:A:.
a u
Yo
• I
i I
~
ro-
I •
....
I N
I
~
~
.1
P')~ITION
!)16M'"
2
15
20~-2
M'SllION
s.KMM. ,
16
;;0;)1
-
LINEAR
MOOI
'421
J---iUli>-----
...
-+-------------f-{14
TP
(OX-12
ET$)
TP
lOll-It
OTa)
~-
l
INf
AR
MODE
11;>')
or-------------+~--_i-4-----------------------------------------_4~IS
-aA~ANcEAENA8~E
2048
GND
,
EARLY
V-P=O
t';;;\
-EvEN tv'-
STOP
.
...
---------.-------------------------+-1~
1822,20S-',
I-"Z
l.R
Bill
_
------i'2,
,I
.~(,
~
@----+----<l
-
,f
EI<
IN
p..ocEsS
'r-+-;_~.-;_-----------------------------------------------_+_{Il
+tVlNCY~STOP
20"',Uto
-J-:
sfT
OIFF
COUNT~+---_-_---------'
1~.;8
-~
4
')
HZ
PO
lSi
INYEfitrEO
~38---
33~~---------------------~~+_+_------------~
·~r----D-------------+-{3S
4~~:
""'fLIEA
PU~
~'L.H.~
P\A.S£______
31
}-~---------------------_1r_T_------------'"'1
2J44
-
~l~NO_~
____
------<
, '
~
...
ACq~~
--""CJI:'A~OI<..!Y'----
__
___<
I·
,
DIFFE"ENCE
....
-t----------------4.....
)A
.....
_,._L_"_I_E_
..
__________________________
+~4S
0.6
(PI·
P21
202S
OI"E~IENCIE
~,.
.....
-P-L-"-"--"------------------------+--{41
0.6
('2
-
P')
2025
It-----+--------------------------...,.-{
7
TP
~lOS5
0'
CYLIWDltll)
I'
f~lOC_.
________
~iL1_------------------------------------------------------
________________
~__Q9r'~N~T~I~~UK~-K--------------
1 "
~
211
..
CVLI
NDER
SELECT
SOCKET
2!»
u
I~WA
75004138-:2
•
--
~
.,
i
, .

•
•
e
PART
OF
SOCKET
26
-31(
+0.5
PULSED
FORWARD
2401
OX-48
FOR WAD
DRiVE
2419
-3X.0.5
PULSED
REvERSE
2405
0)(-48
REvERSE
DRIVE
2425
OX-48
SAFETY
UNLOAD
1855
+20
voe
'5X-48
BRUSH
MOTOR
REEO
~
2745
-48
voe
+5)(-48
5SR
CONTROL
2755
-
48
vOC
.5)(-48
BRAKE SCR REED 2
2741
-48
voe
.511-48
REIoAY
I
CONTROl
-48
vOC
O)(+S 1 INCOMING
PICK
$1
-71
CONTROllED
GROUND
!o."""
•
$0·'"
6NO 2.----,
MRT
0'
HAM'"
ASSEMBLY
e!OO4ue-.
• 4. 9 .
2._
PART
O~
PD·.
PART
OF
SP-2
Z7SS
2703
.s
• I
It
·.ou - ; E
••
PC
POWER
OR'V!"
SEOUENCE
PANEL
POWER
SUPPLY
PART
OF
;a
PART
OF
PO-I
; 1
--
I
I
I
PART
OF
SOCKET
26
r+~
_________________ ,
________
~~~
__
FO_A~W_A_R_D~C_U~R_R~E_N~T
_____
,
9
24'5
~~
______________________
--{22~_R_EV_I_R_S_E~C_U_R_R_E_N_T
__
___
140'
\.
,
,
,
I
I
I
I
I
I
PART
OF I
5P-2
}-t-+-------i~
~~-----------------------~12
I
I
I
I
,
I
I
I
I
I
MOTOR
TAANSFOfIEA
9EC~
2
1452
<$
GND
-------14'4~~-,r:_p
2708
SI-78.L
270'
PART
OF
ps-.
1'322
0)(+5
OUT'OIN,
PICI( STAAT
SO-77
-.:-
...--
__
L
.~O
voe
1006,1454.2704
50V
SECONDARY
2744
-AC
UNSAFE
HEADS
EIITlNDED
S'-65
I
SO-65
E
-------p
$'-U.
'0-66
PACK.
ON
SWiTCH
------.,----------.------------~~------------
-PACK
It,
PLACE
2745
I
DC-I
.. L
....
'·jr-·-
~.
I
~
DC-'
r-
PART
OF
- -
-<-<
-·-PA-R-r-o-'----
-
-;A~~
I
CP-'
STARH~;o:T~:ITCI1
~~
I 1
'-----
......
+-t
H-----------ogr
(·-ST-A-R-T---~D-4
":'J
'i
CONTROL
PANE
~
---.J
POWER
SEQUENCER
AND
PUlSER
PADDLE:
SOCKET
26
.,
•
u
i\M.
.. .,
u
a:
a:
IoU
1%
W
~
IoU
en
f -
~
..J
,i
~
::>
0.. --
.
!
- !
to
-
--
--
i-
i I
~-
-
-r--~
:
~
i
:;
i
e ; I
--
~-
--
~
i :
!l !
~
!m
....
.-
-- --
f
1m
i g I I
18
-
Ill!
-
IU
It
It
~~
)
Illh
"
1\
i\
\
I
II
~\
...
lin
...
-"
....
r-'
..
I
I

u -
-<
~
~
i
I 1
..r
'!;f i
0')
~.
,..,
I
UI
,..,
au
I " .
)8
, N
r--
-
-"""
_,
0
'"
" \
oJ-
I.U~
!
uo:
:la.
tL\
, Q
-.~
t W
a..:T
f
a::
i
---
::::>-::i
I
~
I
..{
+2011
~
flit
~
+w
<
~
0
~
LL.
..;C;.;O;.;..
..
;.;..T
...
"O.;;..L;;;.;L;;,,;;[_O_~,;;..
..
...:D'---_---1
.l
~-----d
..
Z
...
-UOUI"C'
P'CK
IN
2M'
-
0"...,'
!IIIITCN
011
ItoI
-DfUvl SWITCH
0"
-COYIAS
CLOSIO
~
-cov'''S OP[N
1906
-
PIICJIIN
PLACt
Z~'4
~~~~c~~CF1r-----~---------t1r.-----t---------------------------;
~.-----+-----------Ir-c.47'
-+STARTNoO eONTIIIOU.ED
COHO
1424,
,70'
P,CK
OUT
>-
....
-+-
.....
---------------------t--i..,
-TPf'tSTART)
b--
........
---+----------.f--(,49
-POWER
ON
AEUT
'208,2041
~
....
-~~-~-_+-----------------------------~~40
~~CK
IN
~AC'
-'ZXOH[AOS'l"NOIOSW
,~~_A)o----.~+---
....
-------------~_+-~--+----------------------------------_+~
1.eM
-HEADS
RETAACTlD
0'S1,ll.I,I'"
+HEAI)S
R[T~t.CTEO
-..,...
..
MC;K
•
"p~"
STOPPED
'''04
-1'
RIAe
Oft
14.7
\iI,ftltLOCll
~.
1!004,143S
-SEQUENCE
START
Pl."-"
14~)
.5l-48
SSA
CON
T
1IIOt_,
__
2US
.......
-+------+-~=~f====!::=:::::t::t::::::1I""'1
~
+5l-48
BRAKe
KA
"!'.:EO'
]I
X>-----------------~
I
~
zus
,-----
r+~.--------------------------~~:>--------+·_{4b~t~SX~-~~~R~£~lA~'~I~C~O~N~T~AOL~
___
I
2f.37
I
~===========~----------------·---~-+_I
@>TP(.0t4
IPU&.if)
@-"IIL...--.__
_-4~_
--1-0+:::
ALDOC
~
___
P_W_A-:75QOJ394z(
__
~
POWER
CONTROL
SOCKET
27
<t:
~
I
''J
rtl
....I
a
i •
1
~~
C"\
~
0)
I
rf)
<t:.-
a:
rf)
~§
;:\
0
<:I,
0 o
,a:
a;
r--
0
luJ
I~
-
~,~
i
g'
! i
10
i
II
I I
.II
a I
I i
f :
,
~~:
~
1m
N'
<C
....
i
1m
i g
~!
l
~,
!!
~
,
,..,
?t~d
t",
a
:r
'''p
L
t,
,
s',
..
'
-k'
\w- e u
~~~
__
~
__
..
~
..
~
..
~
....
__
~
..
~
....
__
....
__
......
f.~~
...
~~.~.f-P
..
-~C~-~#.·~R_-_'~tM
...
5~1I
....
~--~
..
__
....
~--
..
--~
........
--.~--.~I--
..
~t

G
....
OX-4II!~Q
I
HUCTlQ
IS
0101
Oll-4,
HUO
Z
KlECT[O
0101
'"
011-43
HEA
OIOS
011
•••
MlAO
,
\(L£CT(O
OlOT
Oll-.!
Ht:AO
•
ULICTfO
0101
•
OX-4.
HtAD
10
UL£CTED
01,1
{lit
-
••
HE.A
14!.£L
EC
TEO
In
OilS
....
•
Ox
-
.,
HEAD
11
sr
LEtTlO
~QI'UI.£.CTEQ
01."
I
--0-1--"
.---
-.IY
i20V
-2
...
-,0
wRITE
PRE-DRIYER
I
OISI
.,.
MIA
Ullt
"0
0'4'
AD
AU
AD
AU
AD
AU
AD
AU
'.
. j ,
I
I
I
••
---I
"
J!I
.....
VI
l-
rlZ
lit!
...
vee
JI-\;
fa
a=
."
I I
I.
I
II
I-I
I
2
-C
a:
-C
'"
J<0
-C
)(
0
ii
u
..
~
-C
ii
:I
0
I ..J
! i .
,
~
I
~
.
I !
I
~
f
e •
iii
; I
I m
,/
i i
II
m
!X
c:J
(ZlI1)
r-
______________________________________________
-1411'r:Oll~.~0~
••
~--~'~I~T~~~N~S~IT~I~O
..
~~~
,...---1L...
__
--.I 0111
MATRIX
A
SOCKET
28
....
...
-
~---------Q~--------------~uu-------~+~------~.~------------------------~I
~~
-::-8

u
..
t -J
. , I
,-
~
~~
I
,-_.1
.
~
I I
I N
~
I
~
<{
~
gm
\:~
(It
<{
I
-)(
0-
a:
\~
U~
Itt
-<{
'I
I
82
~i
..J
~
.~
f-,
.
e
~~
--I
iii
I;j
:.
dJ
I !
,
~I
:J
rJ
,-
..
!!
~
r~:',J
I
II
• r
I
~p
Sf
i
"-
...
Q:
1m
...
--I
m
t:J
. "'-
011-.
14(
aD
0
UL(T[D
0111
IU
Oll-.
"LAO 3
UL[CT[O
0113
I
'"
10
Oll-.
14("'0.
$lL[(T[O
011,
IU
Oil
-.1
"("'0
1
$lUellO
0111
ao
0"-4, H[AO e
!>ELEeTlO
0""
•
IU
•
011-.1
HEAD"
ULle
T
[0
01)1
.,
80
"EAO
II
UL[e
HO
IU
Oll-.I
H[AO
I~
ULtclEO
01-"
In
80
In
011
-.
H[AO 16
!>£l((T(O
0137
81.1
011-4.
H[AO
It
UUCTE
01),
110
(1111')
-2,.-)0
.,"'TE
~1II£-OIll'V£R
I
TRAk'
.i_~.,,,:.~
,4-.
I'
O'~'
(.-'
!;
W
..
ISOLUIO.
CIIICUIT
-lIH~
w"'-'[
CU""('"
"
,Pill-A'"
2!:!'
I
'if~'--
0'.'
'JI4lt
'Z~II-
~o
wR'Tt
""[-OIllIV<"
2
,:ttl
I)
o'n
"
"(ADS
S[L[Cf(O
01"3
I L
.'0"@-t-
"(~
1
~"D0-
-
~
j
PWA
7~OOOO65-2
I
L
..
.,
\
MATRIX B
SOCKET
29
-
-I
L_
-
'~'.".-..~
.,..
II
-
'-"
..",
'-I
•

I
i
-0.',
I '
L-l
.
..--~·~t----&.-~
--
! •
I I
-
~~1'
'v'"
·(.····:'Z;~
,-~~-~--
....
_.
~,!...
I
(;~
;.t"'lR~E
C>~ltt
~~-
~c

(
D
,
,
1
0(
SUPPlY
~
1JJI/N
'''1-2
DC
SlIPPlY
PRJiU.RY
Z30v
SPI-Z
COMMON
2
"
RED
•
~
::
7 , ,
s
._._--_.-
..
-
..
_
...
_----------------------
------_.
--_._--.-
..
-.-
4
PART
01
PSI
-
---
--
----
--
-:-
-
--
-----i---
-l}----------~-----+-<
lOR
16
3K
161'1"
~IK
1402
IN'!I2~
!
S"
••
~9\I
PWA
75000043-3
I~RI3
IIC
~~------~~--------------------------~--------------------------
•
4R9
410
2w
9RI3
IIC
801
IN<l4S4
HRII
8<'
v~
~~
I
IW
10
R~
4p!~",
IOOw
2
I
(3
FI4
2
IO!
~"7.
~V4W
I .1J.1f
2
l2
IN2980
!2".,11)~
4
i'
11tI4S60
tl.,.,
'!I.IV
to"'I'.
I
T4
2N4~
I
2
A7
1.2
!~
...
~
I
I
RIO
2A~~'to
SOw
2
2
Roll
2.4!S"
50W
02
IN400l
'"
PART
Of
PSI
J
MET£R+!W
uw-z
714
TERWINATOR
+~V
SIC;
IN
79.
SIC;
OUT
19
-AC
UNSAFE
2~03
-IZV
_._---------
"ATE·48
2 07()()()60S- 2 I
NOT(5
-
ut-.l5S
OTHlR. ...
l!.{
s.P((I'I[C'
----1
l.
AU
R.f5~TANC(
W.U[SIItI
0.-..5!
l
....
I.~W
2
~
.'-~~"~
HR.:·..aJ..
O£!,::,...,··"I<j
C·.-·
.....
"
~E;,-'p4:
T,:;;
,~P\J!~.I·-"·
..
,·
-J!..'
.:
~~i~:"'~,,"
'IoiPU'
.:.'
4
~
.......
,.;;..
Al'8Rl.,A1IOhS;
~Lr.
~'''ER
5P-MQu£l¥:l
ro,t.J
f
>1
..
t!.
~;:>\.1
u"-u5NA
HUE
REDUCED
SIZE
PRINT
t
I
. I
t
I
,