S7 1200 Programmable Controller S71200 System Manual En US
s71200_system_manual_en-US_en-US
User Manual:
Open the PDF directly: View PDF
.
Page Count: 864 [warning: Documents this large are best viewed by clicking the View PDF Link!]
- S7-1200 Programmable controller
- Legal information
- Preface
- Table of contents
- 1 Product overview
- 2 STEP 7 programming software
- 2.1 System requirements
- 2.2 Different views to make the work easier
- 2.3 Easy-to-use tools
- 2.3.1 Inserting instructions into your user program
- 2.3.2 Accessing instructions from the "Favorites" toolbar
- 2.3.3 Creating a complex equation with a simple instruction
- 2.3.4 Adding inputs or outputs to a LAD or FBD instruction
- 2.3.5 Expandable instructions
- 2.3.6 Selecting a version for an instruction
- 2.3.7 Modifying the appearance and configuration of STEP 7
- 2.3.8 Dragging and dropping between editors
- 2.3.9 Changing the operating mode of the CPU
- 2.3.10 Changing the call type for a DB
- 2.3.11 Temporarily disconnecting devices from a network
- 2.3.12 Virtual unplugging of devices from the configuration
- 3 Installation
- 3.1 Guidelines for installing S7-1200 devices
- 3.2 Power budget
- 3.3 Installation and removal procedures
- 3.3.1 Mounting dimensions for the S7-1200 devices
- 3.3.2 Installing and removing the CPU
- 3.3.3 Installing and removing an SB, CB or BB
- 3.3.4 Installing and removing an SM
- 3.3.5 Installing and removing a CM or CP
- 3.3.6 Removing and reinstalling the S7-1200 terminal block connector
- 3.3.7 Installing and removing the expansion cable
- 3.3.8 TS (teleservice) adapter
- 3.4 Wiring guidelines
- 4 PLC concepts
- 4.1 Execution of the user program
- 4.1.1 Operating modes of the CPU
- 4.1.2 Processing the scan cycle in RUN mode
- 4.1.3 Organization blocks (OBs)
- 4.1.4 Event execution priorities and queuing
- 4.1.5 Monitoring the cycle time
- 4.1.6 CPU memory
- 4.1.7 Diagnostics buffer
- 4.1.8 Time of day clock
- 4.1.9 Configuring the outputs on a RUN-to-STOP transition
- 4.2 Data storage, memory areas, I/O and addressing
- 4.3 Processing of analog values
- 4.4 Data types
- 4.4.1 Bool, Byte, Word, and DWord data types
- 4.4.2 Integer data types
- 4.4.3 Floating-point real data types
- 4.4.4 Time and Date data types
- 4.4.5 Character and String data types
- 4.4.6 Array data type
- 4.4.7 Data structure data type
- 4.4.8 PLC data type
- 4.4.9 Pointer data types
- 4.4.10 Accessing a "slice" of a tagged data type
- 4.4.11 Accessing a tag with an AT overlay
- 4.5 Using a memory card
- 4.6 Recovery from a lost password
- 4.1 Execution of the user program
- 5 Device configuration
- 5.1 Inserting a CPU
- 5.2 Detecting the configuration for an unspecified CPU
- 5.3 Adding modules to the configuration
- 5.4 Configuring the operation of the CPU
- 5.5 Configuring the parameters of the modules
- 5.6 Configuring the CPU for communication
- 5.6.1 Creating a network connection
- 5.6.2 Configuring the Local/Partner connection path
- 5.6.3 Parameters for the PROFINET connection
- 5.6.4 Assigning Internet Protocol (IP) addresses
- 5.6.5 Testing the PROFINET network
- 5.6.6 Locating the Ethernet (MAC) address on the CPU
- 5.6.7 Configuring Network Time Protocol synchronization
- 5.6.8 PROFINET device start-up time, naming, and address assignment
- 6 Programming concepts
- 7 Basic instructions
- 7.1 Bit logic
- 7.2 Timers
- 7.3 Counters
- 7.4 Compare
- 7.5 Math
- 7.5.1 Calculate instruction
- 7.5.2 Add, subtract, multiply and divide instructions
- 7.5.3 Modulo instruction
- 7.5.4 Negation instruction
- 7.5.5 Increment and decrement instructions
- 7.5.6 Absolute value instruction
- 7.5.7 Minimum and Maximum instructions
- 7.5.8 Limit instruction
- 7.5.9 Floating-point math instructions
- 7.6 Move
- 7.7 Convert
- 7.8 Program control
- 7.8.1 Overview of SCL program control statements
- 7.8.2 IF-THEN statement
- 7.8.3 CASE statement
- 7.8.4 FOR statement
- 7.8.5 WHILE-DO statement
- 7.8.6 REPEAT-UNTIL statement
- 7.8.7 CONTINUE statement
- 7.8.8 EXIT statement
- 7.8.9 GOTO statement
- 7.8.10 RETURN statement
- 7.8.11 Jump and label instructions
- 7.8.12 JMP_LIST instruction
- 7.8.13 SWITCH instruction
- 7.8.14 RET execution control instruction
- 7.8.15 Re-trigger scan cycle watchdog instruction
- 7.8.16 Stop scan cycle instruction
- 7.8.17 Get Error instructions
- 7.9 Word logic operations
- 7.10 Shift and Rotate
- 8 Extended instructions
- 8.1 Date and time-of-day
- 8.2 String and character
- 8.3 Distributed I/O (PROFINET, PROFIBUS, or AS-i)
- 8.4 Interrupts
- 8.5 Diagnostics (PROFINET or PROFIBUS)
- 8.6 Pulse
- 8.7 Data logging
- 8.8 Data block control
- 8.9 Common error codes for the "Extended" instructions
- 9 Technology instructions
- 9.1 High-speed counter
- 9.2 PID control
- 9.3 Motion control
- 9.3.1 Configuring the axis
- 9.3.2 Configuring the TO_CommandTable_PTO
- 9.3.3 Motion control instructions
- 9.3.3.1 MC_Power instruction
- 9.3.3.2 MC_Reset instruction
- 9.3.3.3 MC_Home instruction
- 9.3.3.4 MC_Halt instruction
- 9.3.3.5 MC_MoveAbsolute instruction
- 9.3.3.6 MC_MoveRelative instruction
- 9.3.3.7 MC_MoveVelocity instruction
- 9.3.3.8 MC_MoveJog instruction
- 9.3.3.9 MC_CommandTable instruction
- 9.3.3.10 MC_ChangeDynamic
- 9.3.4 Operation of motion control for S7-1200
- 9.3.5 Commissioning
- 9.3.6 Monitoring active commands
- 10 Communication
- 10.1 Number of asynchronous communication connections supported
- 10.2 PROFINET
- 10.2.1 Local/Partner connection
- 10.2.2 Open user communication
- 10.2.3 Communication with a programming device
- 10.2.4 HMI-to-PLC communication
- 10.2.5 PLC-to-PLC communication
- 10.2.6 Configuring a CPU and PROFINET IO device
- 10.2.7 Diagnostics
- 10.2.8 Distributed I/O Instructions
- 10.2.9 Diagnostic instructions
- 10.2.10 Diagnostic events for distributed I/O
- 10.3 PROFIBUS
- 10.4 AS-i
- 10.5 S7 communication
- 11 Web server
- 11.1 Enabling the Web server
- 11.2 Standard web pages
- 11.3 User-defined web pages
- 11.3.1 Creating HTML pages
- 11.3.2 AWP commands supported by the S7-1200 Web server
- 11.3.2.1 Reading variables
- 11.3.2.2 Writing variables
- 11.3.2.3 Reading special variables
- 11.3.2.4 Writing special variables
- 11.3.2.5 Using an alias for a variable reference
- 11.3.2.6 Defining enum types
- 11.3.2.7 Referencing CPU variables with an enum type
- 11.3.2.8 Creating fragments
- 11.3.2.9 Importing fragments
- 11.3.2.10 Combining definitions
- 11.3.2.11 Handling tag names that contain special characters
- 11.3.3 Configuring use of user-defined Web pages
- 11.3.4 Programming the WWW instruction for user-defined web pages
- 11.3.5 Downloading the program blocks to the CPU
- 11.3.6 Accessing the user-defined web pages from the PC
- 11.3.7 Constraints specific to user-defined Web pages
- 11.3.8 Example of a user-defined web page
- 11.3.8.1 Web page for monitoring and controlling a wind turbine
- 11.3.8.2 Reading and displaying controller data
- 11.3.8.3 Using an enum type
- 11.3.8.4 Writing user input to the controller
- 11.3.8.5 Writing a special variable
- 11.3.8.6 Reference: HTML listing of remote wind turbine monitor Web page
- 11.3.8.7 Configuration in STEP 7 of the example Web page
- 11.3.9 Setting up user-defined Web pages in multiple languages
- 11.3.10 Advanced user-defined Web page control
- 11.4 Constraints
- 12 Communication processor
- 12.1 Using the serial communication interfaces
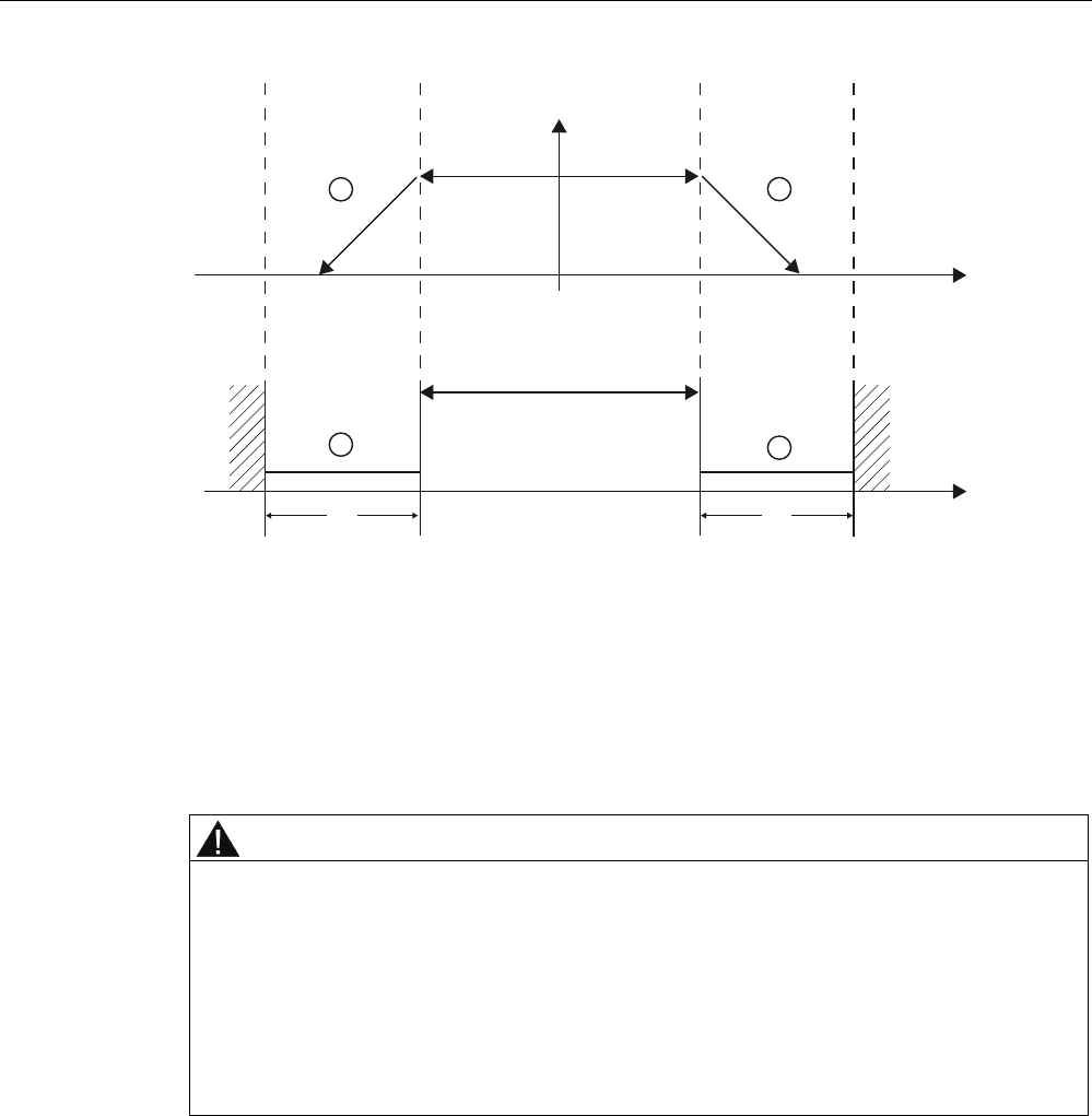
- 12.2 Biasing and terminating an RS485 network connector
- 12.3 Point-to-Point (PtP) communication
- 12.4 Universal serial interface (USS) communication
- 12.5 Modbus communication
- 12.5.1 Overview of Modbus RTU and TCP communication
- 12.5.2 Modbus TCP
- 12.5.2.1 MB_CLIENT (Modbus TCP)
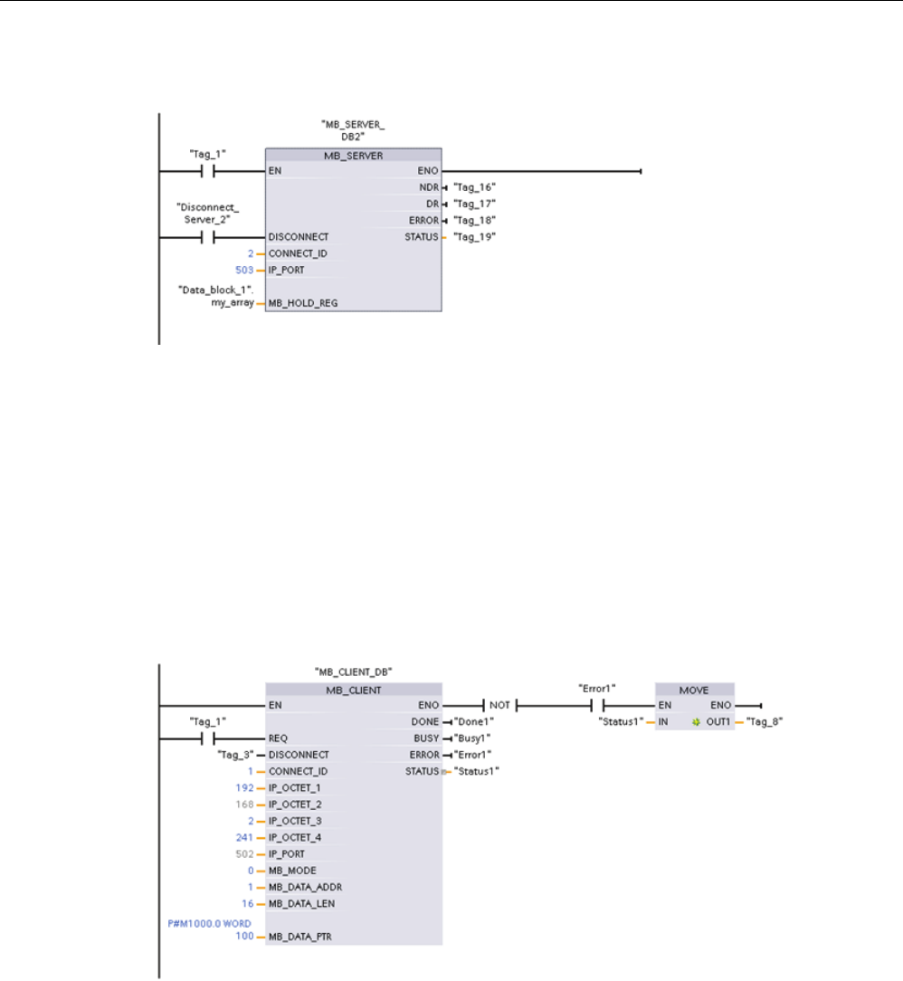
- 12.5.2.2 MB_SERVER (Modbus TCP)
- 12.5.2.3 MB_SERVER example: Multiple TCP connections
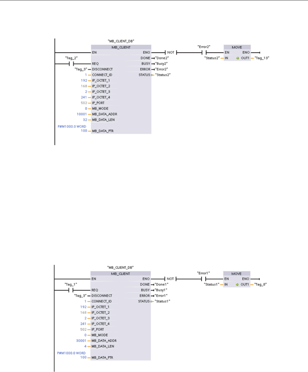
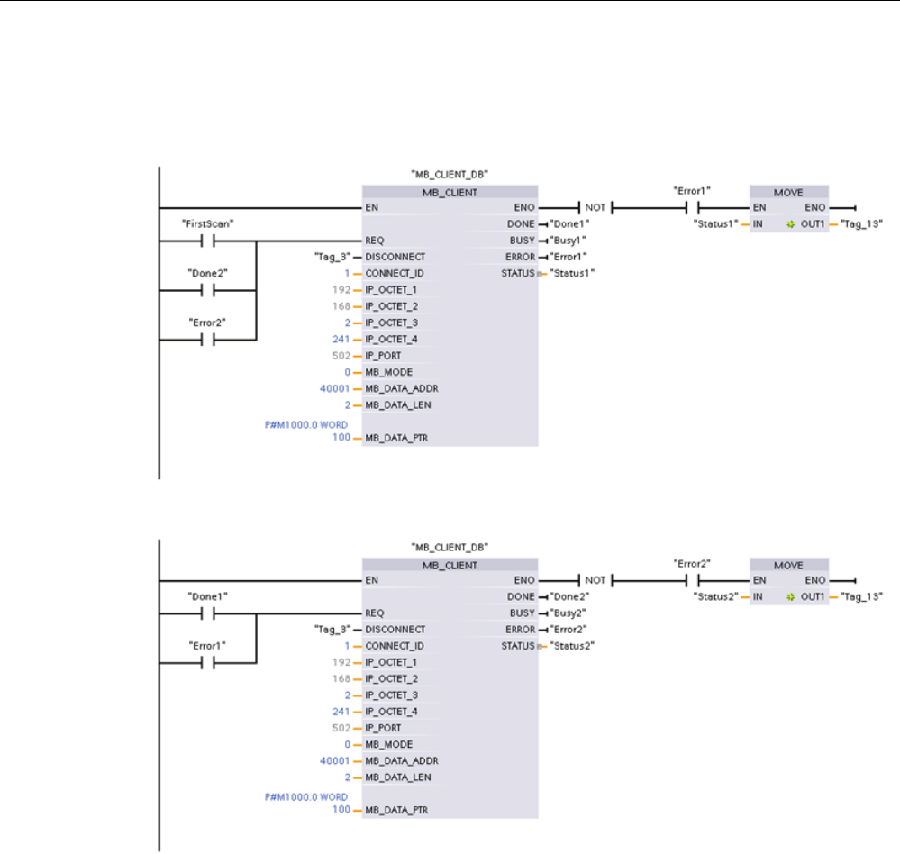
- 12.5.2.4 MB_CLIENT example 1: Multiple requests with common TCP connection
- 12.5.2.5 MB_CLIENT example 2: Multiple requests with different TCP connections
- 12.5.2.6 MB_CLIENT example 3: Output image write request
- 12.5.2.7 MB_CLIENT example 4: Coordinating multiple requests
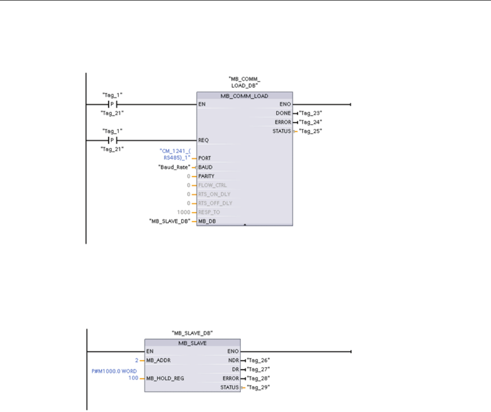
- 12.5.3 Modbus RTU
- 12.6 Telecontrol and TeleService with the CP 1242-7
- 13 Teleservice communication (SMTP email)
- 14 Online and diagnostic tools
- 14.1 Status LEDs
- 14.2 Going online and connecting to a CPU
- 14.3 Assigning a name to a PROFINET IO device online
- 14.4 Setting the IP address and time of day
- 14.5 Resetting to factory settings
- 14.6 CPU operator panel for the online CPU
- 14.7 Monitoring the cycle time and memory usage
- 14.8 Displaying diagnostic events in the CPU
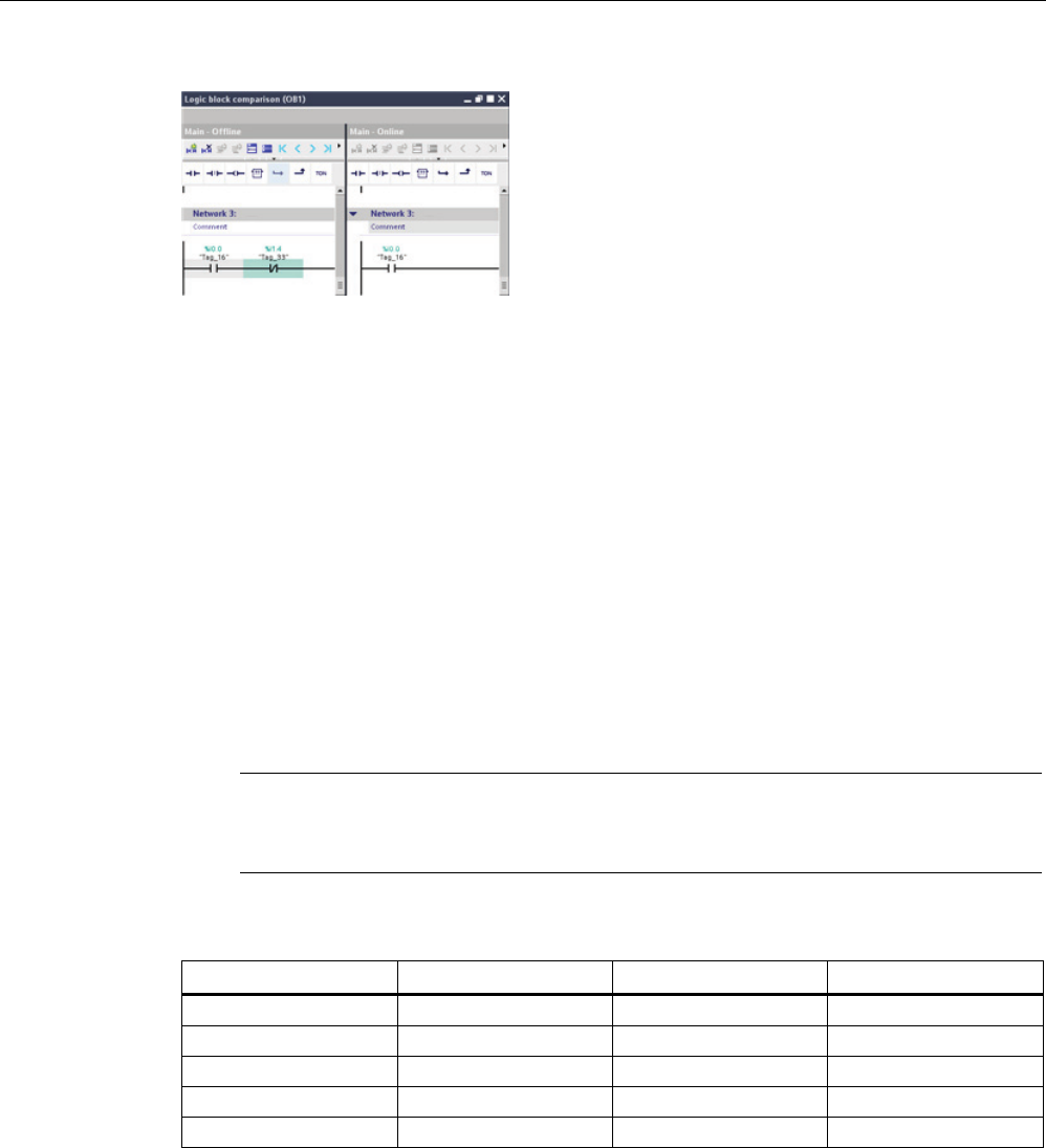
- 14.9 Comparing offline and online CPUs
- 14.10 Monitoring and modifying values in the CPU
- 14.11 Downloading in RUN mode
- 14.11.1 Prerequisites for "Download in RUN mode"
- 14.11.2 Changing your program in RUN mode
- 14.11.3 Downloading selected blocks
- 14.11.4 Downloading a single selected block with a compile error in another block
- 14.11.5 System reaction if the download process fails
- 14.11.6 Downloading the program in RUN mode
- A Technical specifications
- A.1 General Technical Specifications
- A.2 CPU 1211C
- A.3 CPU 1212C
- A.4 CPU 1214C
- A.5 CPU 1215C
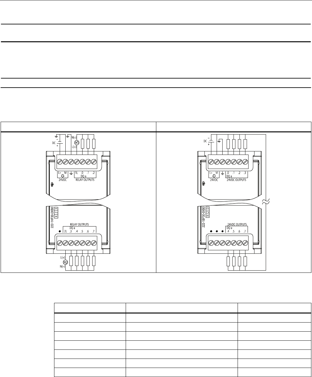
- A.6 Digital signal modules (SMs)
- A.7 Analog signal modules (SMs)
- A.7.1 SM 1231 analog input module specifications
- A.7.2 SM 1232 analog output module specifications
- A.7.3 SM 1234 analog input/output module specifications
- A.7.4 Step response of the analog inputs
- A.7.5 Sample time and update times for the analog inputs
- A.7.6 Measurement ranges of the analog inputs for voltage
- A.7.7 Measurement ranges of the analog inputs for current
- A.7.8 Output (AQ) measurement ranges for voltage and current (SB and SM)
- A.8 Thermocouple and RTD signal modules (SMs)
- A.9 Digital signal boards (SBs)
- A.10 Analog signal boards (SBs)
- A.11 BB 1297 Battery Board
- A.12 Communication interfaces
- A.13 TeleService (TS Adapter and TS Adapter modular)
- A.14 SIMATIC memory cards
- A.15 Input simulators
- A.16 I/O expansion cable
- A.17 Companion products
- B Calculating a power budget
- C Order numbers
- Index

S7-
1200 Programmable controller
_
_________________
_
_
_________________
_
_
_______
_
__________
_
_________________
_
_
_________________
_
_
_________________
_
_
_________________
_
_
_________________
_
_
_________________
_
_
_________________
_
_
_________________
_
_
_________________
_
_
_________________
_
_
_________________
_
_
_________________
_
_
_________________
_
_
_________________
_
_
_________________
_
SIMATIC
S7
S7-1200 Programmable controller
System Manual
04/2012
A5E02486680-06
Preface
Product overview
1
STEP 7 programming
software
2
Installation
3
PLC concepts
4
Device configuration
5
Programming concepts
6
Basic instructions
7
Extended instructions
8
Technology instructions
9
Communication
10
Web server
11
Communication processor
12
Teleservice communication
(SMTP email)
13
Online and diagnostic tools
14
Technical specifications
A
Calculating a power budget
B
Order numbers
C

Legal information
Legal information
Warning notice system
This manual contains notices you have to observe in order to ensure your personal safety, as well as to prevent
damage to property. The notices referring to your personal safety are highlighted in the manual by a safety alert
symbol, notices referring only to property damage have no safety alert symbol. These notices shown below are
graded according to the degree of danger.
DANGER
indicates that death or severe personal injury will result if proper precautions are not taken.
WARNING
indicates that death or severe personal injury may result if proper precautions are not taken.
CAUTION
with a safety alert symbol, indicates that minor personal injury can result if proper precautions are not taken.
CAUTION
without a safety alert symbol, indicates that property damage can result if proper precautions are not taken.
NOTICE
indicates that an unintended result or situation can occur if the relevant information is not taken into account.
If more than one degree of danger is present, the warning notice representing the highest degree of danger will
be used. A notice warning of injury to persons with a safety alert symbol may also include a warning relating to
property damage.
Qualified Personnel
The product/system described in this documentation may be operated only by personnel qualified for the specific
task in accordance with the relevant documentation, in particular its warning notices and safety instructions.
Qualified personnel are those who, based on their training and experience, are capable of identifying risks and
avoiding potential hazards when working with these products/systems.
Proper use of Siemens products
Note the following:
WARNING
Siemens products may only be used for the applications described in the catalog and in the relevant technical
documentation. If products and components from other manufacturers are used, these must be recommended
or approved by Siemens. Proper transport, storage, installation, assembly, commissioning, operation and
maintenance are required to ensure that the products operate safely and without any problems. The permissible
ambient conditions must be complied with. The information in the relevant documentation must be observed.
Trademarks
All names identified by ® are registered trademarks of Siemens AG. The remaining trademarks in this publication
may be trademarks whose use by third parties for their own purposes could violate the rights of the owner.
Disclaimer of Liability
We have reviewed the contents of this publication to ensure consistency with the hardware and software
described. Since variance cannot be precluded entirely, we cannot guarantee full consistency. However, the
information in this publication is reviewed regularly and any necessary corrections are included in subsequent
editions.
Siemens AG
Industry Sector
Postfach 48 48
90026 NÜRNBERG
GERMANY
Order number: 6ES7298-8FA30-8BH0
Ⓟ 05/2012 Technical data subject to change
Copyright © Siemens AG 2012.
All rights reserved

S7-1200 Programmable controller
System Manual, 04/2012, A5E02486680-06 3
Preface
Purpose of the manual
The S7-1200 series is a line of programmable logic controllers (PLCs) that can control a
variety of automation applications. Compact design, low cost, and a powerful instruction set
make the S7-1200 a perfect solution for controlling a wide variety of applications. The S7-
1200 models and the Windows-based programming tool give you the flexibility you need to
solve your automation problems.
This manual provides information about installing and programming the S7-1200 PLCs and
is designed for engineers, programmers, installers, and electricians who have a general
knowledge of programmable logic controllers.
Required basic knowledge
To understand this manual, it is necessary to have a general knowledge of automation and
programmable logic controllers.
Scope of the manual
This manual describes the following products:
● STEP 7 V11 Basic and Professional
● S7-1200 CPU firmware release V3.0
For a complete list of the S7-1200 products described in this manual, refer to the technical
specifications (Page 699).
Certification, CE label, C-Tick, and other standards
Refer to the technical specifications (Page 699) for more information.
Service and support
In addition to our documentation, we offer our technical expertise on the Internet on the
customer support web site (http://www.siemens.com/automation/).
Contact your Siemens distributor or sales office for assistance in answering any technical
questions, for training, or for ordering S7 products. Because your sales representatives are
technically trained and have the most specific knowledge about your operations, process
and industry, as well as about the individual Siemens products that you are using, they can
provide the fastest and most efficient answers to any problems you might encounter.

Preface
S7-1200 Programmable controller
4 System Manual, 04/2012, A5E02486680-06
Documentation and information
S7-1200 and STEP 7 provide a variety of documentation and other resources for finding the
technical information that you require.
● The S7-1200 system manual provides specific information about the operation,
programming and the specifications for the complete S7-1200 product family. In addition
to the system manual, the S7-1200 Easy Book provides a more general overview to the
capabilities of the S7-1200 family.
Both the system manual and the Easy Book are available as electronic (PDF) and printed
manuals. The electronic manuals can be downloaded from the customer support web site
and can also be found on the companion disk that ships with every S7-1200 CPU.
● The online information system of STEP 7 provides immediate access to the conceptual
information and specific instructions that describe the operation and functionality of the
programming package and basic operation of SIMATIC CPUs.
● My Documentation Manager accesses the electronic (PDF) versions of the SIMATIC
documentation set, including the system manual, the Easy Book and the information
system of STEP 7. With My Documentation Manager, you can drag and drop topics from
various documents to create your own custom manual.
The customer support entry portal (http://support.automation.siemens.com) provides a
link to My Documentation Manager under mySupport.
● The customer support web site also provides podcasts, FAQs, and other helpful
documents for S7-1200 and STEP 7. The podcasts utilize short educational video
presentations that focus on specific features or scenarios in order to demonstrate the
interactions, convenience and efficiency provided by STEP 7. Visit the following web sites
to access the collection of podcasts:
– STEP 7 Basic web page (http://www.automation.siemens.com/mcms/simatic-
controller-software/en/step7/step7-basic/Pages/Default.aspx)
– STEP 7 Professional web page (http://www.automation.siemens.com/mcms/simatic-
controller-software/en/step7/step7-professional/Pages/Default.aspx)
● You can also follow or join product discussions on the Service & Support technical forum
(https://www.automation.siemens.com/WW/forum/guests/Conferences.aspx?Language=e
n&siteid=csius&treeLang=en&groupid=4000002&extranet=standard&viewreg=WW&nodei
d0=34612486). These forums allow you to interact with various product experts.
– Forum for S7-1200
(https://www.automation.siemens.com/WW/forum/guests/Conference.aspx?SortField=
LastPostDate&SortOrder=Descending&ForumID=258&Language=en&onlyInternet=Fa
lse)
– Forum for STEP 7 Basic
(https://www.automation.siemens.com/WW/forum/guests/Conference.aspx?SortField=
LastPostDate&SortOrder=Descending&ForumID=265&Language=en&onlyInternet=Fa
lse)
S7-1200 Programmable controller
System Manual, 04/2012, A5E02486680-06 5
Table of contents
Preface ...................................................................................................................................................... 3
1 Product overview ..................................................................................................................................... 19
1.1 Introducing the S7-1200 PLC.......................................................................................................19
1.2 Expansion capability of the CPU..................................................................................................22
1.3 S7-1200 modules.........................................................................................................................24
1.4 New features................................................................................................................................25
1.5 Basic HMI panels .........................................................................................................................26
2 STEP 7 programming software................................................................................................................ 29
2.1 System requirements ...................................................................................................................29
2.2 Different views to make the work easier ......................................................................................30
2.3 Easy-to-use tools .........................................................................................................................31
2.3.1 Inserting instructions into your user program...............................................................................31
2.3.2 Accessing instructions from the "Favorites" toolbar.....................................................................32
2.3.3 Creating a complex equation with a simple instruction................................................................33
2.3.4 Adding inputs or outputs to a LAD or FBD instruction .................................................................35
2.3.5 Expandable instructions...............................................................................................................35
2.3.6 Selecting a version for an instruction...........................................................................................36
2.3.7 Modifying the appearance and configuration of STEP 7 .............................................................36
2.3.8 Dragging and dropping between editors......................................................................................37
2.3.9 Changing the operating mode of the CPU...................................................................................37
2.3.10 Changing the call type for a DB ...................................................................................................39
2.3.11 Temporarily disconnecting devices from a network.....................................................................40
2.3.12 Virtual unplugging of devices from the configuration...................................................................41
3 Installation ............................................................................................................................................... 43
3.1 Guidelines for installing S7-1200 devices....................................................................................43
3.2 Power budget...............................................................................................................................44
3.3 Installation and removal procedures............................................................................................46
3.3.1 Mounting dimensions for the S7-1200 devices............................................................................46
3.3.2 Installing and removing the CPU .................................................................................................49
3.3.3 Installing and removing an SB, CB or BB ....................................................................................51
3.3.4 Installing and removing an SM.....................................................................................................52
3.3.5 Installing and removing a CM or CP ............................................................................................53
3.3.6 Removing and reinstalling the S7-1200 terminal block connector...............................................55
3.3.7 Installing and removing the expansion cable...............................................................................56
3.3.8 TS (teleservice) adapter...............................................................................................................57
3.3.8.1 Connecting the TeleService Adapter ...........................................................................................57
3.3.8.2 Installing the SIM card .................................................................................................................58
3.3.8.3 Installing the TS adapter unit .......................................................................................................59
3.3.8.4 Installing the TS adapter on a wall...............................................................................................60

Table of contents
S7-1200 Programmable controller
6 System Manual, 04/2012, A5E02486680-06
3.4 Wiring guidelines......................................................................................................................... 61
4 PLC concepts .......................................................................................................................................... 67
4.1 Execution of the user program.................................................................................................... 67
4.1.1 Operating modes of the CPU...................................................................................................... 69
4.1.2 Processing the scan cycle in RUN mode....................................................................................72
4.1.3 Organization blocks (OBs) .......................................................................................................... 73
4.1.4 Event execution priorities and queuing ....................................................................................... 75
4.1.5 Monitoring the cycle time ............................................................................................................ 80
4.1.6 CPU memory............................................................................................................................... 82
4.1.6.1 System and clock memory.......................................................................................................... 84
4.1.7 Diagnostics buffer ....................................................................................................................... 86
4.1.8 Time of day clock ........................................................................................................................ 86
4.1.9 Configuring the outputs on a RUN-to-STOP transition ............................................................... 87
4.2 Data storage, memory areas, I/O and addressing...................................................................... 87
4.2.1 Accessing the data of the S7-1200 ............................................................................................. 87
4.3 Processing of analog values ....................................................................................................... 92
4.4 Data types ................................................................................................................................... 93
4.4.1 Bool, Byte, Word, and DWord data types ...................................................................................94
4.4.2 Integer data types ....................................................................................................................... 95
4.4.3 Floating-point real data types...................................................................................................... 95
4.4.4 Time and Date data types........................................................................................................... 96
4.4.5 Character and String data types ................................................................................................. 97
4.4.6 Array data type............................................................................................................................ 99
4.4.7 Data structure data type............................................................................................................ 100
4.4.8 PLC data type ........................................................................................................................... 100
4.4.9 Pointer data types ..................................................................................................................... 101
4.4.9.1 "Pointer" pointer data type ........................................................................................................ 101
4.4.9.2 "Any" pointer data type.............................................................................................................. 102
4.4.9.3 "Variant" pointer data type ........................................................................................................ 103
4.4.10 Accessing a "slice" of a tagged data type................................................................................. 104
4.4.11 Accessing a tag with an AT overlay .......................................................................................... 105
4.5 Using a memory card................................................................................................................ 107
4.5.1 Inserting a memory card in the CPU......................................................................................... 108
4.5.2 Configuring the startup parameter of the CPU before copying the project to the memory
card ........................................................................................................................................... 110
4.5.3 Transfer card............................................................................................................................. 110
4.5.4 Program card ............................................................................................................................ 112
4.5.5 Firmware update ....................................................................................................................... 115
4.6 Recovery from a lost password................................................................................................. 118
5 Device configuration .............................................................................................................................. 119
5.1 Inserting a CPU......................................................................................................................... 120
5.2 Detecting the configuration for an unspecified CPU ................................................................. 121
5.3 Adding modules to the configuration......................................................................................... 122
5.4 Configuring the operation of the CPU.......................................................................................123
5.5 Configuring the parameters of the modules.............................................................................. 125

Table of contents
S7-1200 Programmable controller
System Manual, 04/2012, A5E02486680-06 7
5.6 Configuring the CPU for communication ...................................................................................126
5.6.1 Creating a network connection ..................................................................................................126
5.6.2 Configuring the Local/Partner connection path..........................................................................127
5.6.3 Parameters for the PROFINET connection ...............................................................................129
5.6.4 Assigning Internet Protocol (IP) addresses ...............................................................................132
5.6.4.1 Assigning IP addresses to programming and network devices.................................................132
5.6.4.2 Checking the IP address of your programming device..............................................................134
5.6.4.3 Assigning an IP address to a CPU online..................................................................................134
5.6.4.4 Configuring an IP address for a CPU in your project.................................................................136
5.6.5 Testing the PROFINET network ................................................................................................139
5.6.6 Locating the Ethernet (MAC) address on the CPU....................................................................140
5.6.7 Configuring Network Time Protocol synchronization.................................................................141
5.6.8 PROFINET device start-up time, naming, and address assignment.........................................142
6 Programming concepts.......................................................................................................................... 145
6.1 Guidelines for designing a PLC system.....................................................................................145
6.2 Structuring your user program ...................................................................................................146
6.3 Using blocks to structure your program .....................................................................................148
6.3.1 Organization block (OB).............................................................................................................148
6.3.2 Function (FC) .............................................................................................................................150
6.3.3 Function block (FB)....................................................................................................................150
6.3.4 Data block (DB)..........................................................................................................................151
6.4 Understanding data consistency................................................................................................153
6.5 Programming language..............................................................................................................154
6.5.1 Ladder logic (LAD) .....................................................................................................................155
6.5.2 Function Block Diagram (FBD) ..................................................................................................156
6.5.3 SCL ............................................................................................................................................156
6.5.4 EN and ENO for LAD, FBD and SCL.........................................................................................163
6.6 Protection...................................................................................................................................164
6.6.1 Access protection for the CPU...................................................................................................164
6.6.2 Know-how protection .................................................................................................................165
6.6.3 Copy protection..........................................................................................................................166
6.7 Downloading the elements of your program..............................................................................168
6.8 Uploading from the CPU............................................................................................................168
6.8.1 Copying elements of the project ................................................................................................168
6.8.2 Using the compare function .......................................................................................................170
6.9 Debugging and testing the program ..........................................................................................170
6.9.1 Monitor and modify data in the CPU..........................................................................................170
6.9.2 Watch tables and force tables....................................................................................................170
6.9.3 Cross reference to show usage .................................................................................................171
6.9.4 Call structure to examine the calling hierarchy..........................................................................172
7 Basic instructions................................................................................................................................... 175
7.1 Bit logic.......................................................................................................................................175
7.1.1 Bit logic contacts and coils.........................................................................................................175
7.1.2 Set and reset instructions ..........................................................................................................178
7.1.3 Positive and negative edge instructions ....................................................................................180
7.2 Timers ........................................................................................................................................182

Table of contents
S7-1200 Programmable controller
8 System Manual, 04/2012, A5E02486680-06
7.3 Counters.................................................................................................................................... 190
7.4 Compare.................................................................................................................................... 196
7.4.1 Compare.................................................................................................................................... 196
7.4.2 In-range and Out-of-range instructions..................................................................................... 197
7.4.3 OK and Not OK instructions...................................................................................................... 197
7.5 Math .......................................................................................................................................... 198
7.5.1 Calculate instruction.................................................................................................................. 198
7.5.2 Add, subtract, multiply and divide instructions..........................................................................199
7.5.3 Modulo instruction ..................................................................................................................... 200
7.5.4 Negation instruction .................................................................................................................. 201
7.5.5 Increment and decrement instructions...................................................................................... 202
7.5.6 Absolute value instruction ......................................................................................................... 202
7.5.7 Minimum and Maximum instructions.........................................................................................203
7.5.8 Limit instruction ......................................................................................................................... 204
7.5.9 Floating-point math instructions ................................................................................................ 205
7.6 Move.......................................................................................................................................... 207
7.6.1 Move and block move instructions............................................................................................ 207
7.6.2 FieldRead and FieldWrite instructions ...................................................................................... 209
7.6.3 Fill instructions .......................................................................................................................... 211
7.6.4 Swap instruction........................................................................................................................ 212
7.7 Convert...................................................................................................................................... 213
7.7.1 CONV instruction ...................................................................................................................... 213
7.7.2 Conversion instructions for SCL ............................................................................................... 214
7.7.3 Round and truncate instructions ............................................................................................... 217
7.7.4 Ceiling and floor instructions..................................................................................................... 218
7.7.5 Scale and normalize instructions .............................................................................................. 219
7.8 Program control......................................................................................................................... 222
7.8.1 Overview of SCL program control statements .......................................................................... 222
7.8.2 IF-THEN statement ................................................................................................................... 223
7.8.3 CASE statement........................................................................................................................ 224
7.8.4 FOR statement.......................................................................................................................... 225
7.8.5 WHILE-DO statement ............................................................................................................... 226
7.8.6 REPEAT-UNTIL statement ....................................................................................................... 227
7.8.7 CONTINUE statement............................................................................................................... 227
7.8.8 EXIT statement ......................................................................................................................... 228
7.8.9 GOTO statement....................................................................................................................... 229
7.8.10 RETURN statement .................................................................................................................. 229
7.8.11 Jump and label instructions....................................................................................................... 230
7.8.12 JMP_LIST instruction ................................................................................................................ 230
7.8.13 SWITCH instruction................................................................................................................... 231
7.8.14 RET execution control instruction ............................................................................................. 233
7.8.15 Re-trigger scan cycle watchdog instruction ..............................................................................234
7.8.16 Stop scan cycle instruction........................................................................................................ 235
7.8.17 Get Error instructions ................................................................................................................ 235
7.9 Word logic operations ............................................................................................................... 239
7.9.1 AND, OR, and XOR instructions ............................................................................................... 239
7.9.2 Invert instruction........................................................................................................................ 240
7.9.3 Encode and decode instructions............................................................................................... 240
7.9.4 Select, Multiplex, and Demultiplex instructions......................................................................... 242

Table of contents
S7-1200 Programmable controller
System Manual, 04/2012, A5E02486680-06 9
7.10 Shift and Rotate .........................................................................................................................244
7.10.1 Shift instructions.........................................................................................................................244
7.10.2 Rotate instructions .....................................................................................................................245
8 Extended instructions ............................................................................................................................ 247
8.1 Date and time-of-day .................................................................................................................247
8.1.1 Date and time instructions .........................................................................................................247
8.1.2 Set and read system clock.........................................................................................................249
8.1.3 Run-time meter instruction.........................................................................................................251
8.1.4 SET_TIMEZONE instruction ......................................................................................................252
8.2 String and character...................................................................................................................254
8.2.1 String data overview ..................................................................................................................254
8.2.2 S_MOVE instruction...................................................................................................................254
8.2.3 String conversion instructions....................................................................................................255
8.2.3.1 String to value and value to string conversions .........................................................................255
8.2.3.2 String-to-characters and characters-to-string conversions........................................................263
8.2.3.3 ASCII to Hex and Hex to ASCII conversions.............................................................................265
8.2.4 String operation instructions ......................................................................................................267
8.2.4.1 LEN ............................................................................................................................................267
8.2.4.2 CONCAT....................................................................................................................................268
8.2.4.3 LEFT, RIGHT, and MID .............................................................................................................269
8.2.4.4 DELETE .....................................................................................................................................270
8.2.4.5 INSERT......................................................................................................................................271
8.2.4.6 REPLACE ..................................................................................................................................272
8.2.4.7 FIND...........................................................................................................................................273
8.3 Distributed I/O (PROFINET, PROFIBUS, or AS-i).....................................................................274
8.3.1 Distributed I/O Instructions.........................................................................................................274
8.3.2 RDREC and WRREC.................................................................................................................275
8.3.3 RALRM.......................................................................................................................................278
8.3.4 STATUS parameter for RDREC, WRREC, and RALRM...........................................................280
8.3.5 DPRD_DAT and DPWR_DAT....................................................................................................284
8.3.6 DPNRM_DG...............................................................................................................................286
8.4 Interrupts....................................................................................................................................288
8.4.1 Attach and detach instructions...................................................................................................288
8.4.2 Cyclic interrupts..........................................................................................................................291
8.4.2.1 SET_CINT (Set cyclic interrupt).................................................................................................291
8.4.2.2 QRY_CINT (Query cyclic interrupt)............................................................................................293
8.4.3 Time delay interrupts .................................................................................................................294
8.4.4 Asynchronous event interrupts ..................................................................................................296
8.5 Diagnostics (PROFINET or PROFIBUS) ...................................................................................297
8.5.1 Diagnostic instructions ...............................................................................................................297
8.5.2 Diagnostic events for distributed I/O..........................................................................................297
8.5.3 LED instruction...........................................................................................................................298
8.5.4 DeviceStates instruction ............................................................................................................299
8.5.5 ModuleStates instruction............................................................................................................301
8.5.6 GET_DIAG instruction................................................................................................................302
8.6 Pulse ..........................................................................................................................................309
8.6.1 CTRL_PWM instruction..............................................................................................................309
8.6.2 Operation of the pulse outputs...................................................................................................311
8.6.3 Configuring a pulse channel for PWM .......................................................................................312

Table of contents
S7-1200 Programmable controller
10 System Manual, 04/2012, A5E02486680-06
8.7 Data logging .............................................................................................................................. 313
8.7.1 Data log record structure........................................................................................................... 314
8.7.2 Program instructions that control Data logs ..............................................................................315
8.7.2.1 DataLogCreate.......................................................................................................................... 315
8.7.2.2 DataLogOpen............................................................................................................................ 318
8.7.2.3 DataLogClose ........................................................................................................................... 319
8.7.2.4 DataLogWrite ............................................................................................................................ 320
8.7.2.5 DataLogNewFile........................................................................................................................ 322
8.7.3 Working with data logs.............................................................................................................. 324
8.7.4 Limits to the size of data log files .............................................................................................. 325
8.7.5 Data log example program........................................................................................................ 327
8.8 Data block control ..................................................................................................................... 332
8.8.1 READ_DBL, WRIT_DBL (Read from or write to a DB in load memory) ................................... 332
8.9 Common error codes for the "Extended" instructions............................................................... 335
9 Technology instructions ......................................................................................................................... 337
9.1 High-speed counter................................................................................................................... 337
9.1.1 Operation of the high-speed counter ........................................................................................ 339
9.1.2 Configuration of the HSC .......................................................................................................... 345
9.2 PID control................................................................................................................................. 346
9.2.1 Inserting the PID instruction and technological object .............................................................. 348
9.2.2 PID_Compact instruction........................................................................................................... 350
9.2.3 PID_Compact instruction ErrorBit parameters.......................................................................... 354
9.2.4 PID_3STEP instruction.............................................................................................................. 355
9.2.5 PID_3STEP instruction ErrorBit parameters............................................................................. 362
9.2.6 Configuring the PID controller................................................................................................... 363
9.2.7 Commissioning the PID controller............................................................................................. 365
9.3 Motion control............................................................................................................................ 366
9.3.1 Configuring the axis .................................................................................................................. 370
9.3.2 Configuring the TO_CommandTable_PTO............................................................................... 372
9.3.3 Motion control instructions ........................................................................................................ 375
9.3.3.1 MC_Power instruction ............................................................................................................... 375
9.3.3.2 MC_Reset instruction ................................................................................................................ 378
9.3.3.3 MC_Home instruction................................................................................................................ 379
9.3.3.4 MC_Halt instruction ................................................................................................................... 381
9.3.3.5 MC_MoveAbsolute instruction .................................................................................................. 383
9.3.3.6 MC_MoveRelative instruction.................................................................................................... 385
9.3.3.7 MC_MoveVelocity instruction.................................................................................................... 387
9.3.3.8 MC_MoveJog instruction........................................................................................................... 390
9.3.3.9 MC_CommandTable instruction................................................................................................ 392
9.3.3.10 MC_ChangeDynamic ................................................................................................................ 394
9.3.4 Operation of motion control for S7-1200................................................................................... 396
9.3.4.1 CPU outputs used for motion control ........................................................................................ 396
9.3.4.2 Hardware and software limit switches for motion control.......................................................... 397
9.3.4.3 Homing...................................................................................................................................... 401
9.3.4.4 Jerk limit .................................................................................................................................... 406
9.3.5 Commissioning.......................................................................................................................... 407
9.3.6 Monitoring active commands .................................................................................................... 410
9.3.6.1 Monitoring MC instructions with a "Done" output parameter .................................................... 410
9.3.6.2 Monitoring the MC_Velocity instruction..................................................................................... 414

Table of contents
S7-1200 Programmable controller
System Manual, 04/2012, A5E02486680-06 11
9.3.6.3 Monitoring the MC_MoveJog instruction....................................................................................418
10 Communication...................................................................................................................................... 423
10.1 Number of asynchronous communication connections supported............................................424
10.2 PROFINET.................................................................................................................................425
10.2.1 Local/Partner connection ...........................................................................................................425
10.2.2 Open user communication.........................................................................................................427
10.2.2.1 Connection IDs for the PROFINET instructions.........................................................................427
10.2.2.2 Protocols ....................................................................................................................................430
10.2.2.3 Ad hoc mode..............................................................................................................................431
10.2.2.4 TCP and ISO on TCP ................................................................................................................431
10.2.2.5 UDP............................................................................................................................................446
10.2.2.6 T_CONFIG .................................................................................................................................451
10.2.2.7 Common parameters for instructions.........................................................................................458
10.2.3 Communication with a programming device..............................................................................460
10.2.3.1 Establishing the hardware communications connection............................................................460
10.2.3.2 Configuring the devices .............................................................................................................461
10.2.3.3 Assigning Internet Protocol (IP) addresses ...............................................................................462
10.2.3.4 Testing your PROFINET network ..............................................................................................462
10.2.4 HMI-to-PLC communication.......................................................................................................462
10.2.4.1 Configuring logical network connections between two devices.................................................463
10.2.5 PLC-to-PLC communication ......................................................................................................464
10.2.5.1 Configuring logical network connections between two devices.................................................465
10.2.5.2 Configuring the Local/Partner connection path between two devices.......................................465
10.2.5.3 Configuring transmit (send) and receive parameters.................................................................465
10.2.6 Configuring a CPU and PROFINET IO device ..........................................................................468
10.2.7 Diagnostics.................................................................................................................................471
10.2.8 Distributed I/O Instructions.........................................................................................................472
10.2.9 Diagnostic instructions ...............................................................................................................472
10.2.10 Diagnostic events for distributed I/O..........................................................................................472
10.3 PROFIBUS.................................................................................................................................472
10.3.1 Communications modules PROFIBUS ......................................................................................474
10.3.1.1 Connecting to PROFIBUS .........................................................................................................474
10.3.1.2 Communications services of the PROFIBUS CMs....................................................................474
10.3.1.3 Other properties of the PROFIBUS CMs ...................................................................................476
10.3.1.4 Configuration examples for PROFIBUS ....................................................................................477
10.3.2 Configuring a DP master and slave device................................................................................478
10.3.2.1 Adding the CM 1243-5 (DP master) module and a DP slave....................................................478
10.3.2.2 Configuring logical network connections between two PROFIBUS devices .............................478
10.3.2.3 Assigning PROFIBUS addresses to the CM 1243-5 module and DP slave..............................479
10.3.3 Distributed I/O Instructions.........................................................................................................480
10.3.4 Diagnostic instructions ...............................................................................................................480
10.3.5 Diagnostic events for distributed................................................................................................481
10.4 AS-i ............................................................................................................................................481
10.4.1 Configuring an AS-i master and slave device............................................................................481
10.4.1.1 Adding the AS-i master CM 1243-2 and AS-i slave...................................................................482
10.4.1.2 Configuring logical network connections between two AS-i devices.........................................482
10.4.1.3 Configuring the properties of the AS-i master CM1243-2..........................................................483
10.4.1.4 Assigning an AS-i address to an AS-i slave ..............................................................................483
10.4.2 Exchanging data between the user program and AS-i slaves...................................................484
10.4.2.1 STEP 7 basic configuration........................................................................................................484

Table of contents
S7-1200 Programmable controller
12 System Manual, 04/2012, A5E02486680-06
10.4.2.2 Configuring slaves with STEP 7................................................................................................ 486
10.4.3 Distributed I/O Instructions........................................................................................................ 488
10.4.4 Working with AS-i online tools................................................................................................... 488
10.5 S7 communication..................................................................................................................... 489
10.5.1 GET and PUT instructions ........................................................................................................ 489
10.5.2 Creating an S7 connection........................................................................................................ 493
10.5.3 Configuring the Local/Partner connection path between two devices ...................................... 493
10.5.4 GET/PUT connection parameter assignment ........................................................................... 494
10.5.4.1 Connection parameters............................................................................................................. 494
10.5.4.2 Configuring a CPU-to-CPU S7 connection ............................................................................... 497
11 Web server ............................................................................................................................................ 503
11.1 Enabling the Web server........................................................................................................... 504
11.2 Standard web pages ................................................................................................................. 505
11.2.1 Accessing the standard Web pages from the PC ..................................................................... 505
11.2.2 Layout of the standard Web pages........................................................................................... 506
11.2.3 Introduction ............................................................................................................................... 508
11.2.4 Start........................................................................................................................................... 509
11.2.5 Identification .............................................................................................................................. 510
11.2.6 Diagnostic Buffer....................................................................................................................... 510
11.2.7 Module Information ................................................................................................................... 511
11.2.8 Communication ......................................................................................................................... 513
11.2.9 Variable Status.......................................................................................................................... 515
11.2.10 Data Logs.................................................................................................................................. 516
11.2.11 Update Firmware....................................................................................................................... 519
11.3 User-defined web pages ........................................................................................................... 521
11.3.1 Creating HTML pages............................................................................................................... 521
11.3.2 AWP commands supported by the S7-1200 Web server ......................................................... 522
11.3.2.1 Reading variables ..................................................................................................................... 523
11.3.2.2 Writing variables........................................................................................................................ 524
11.3.2.3 Reading special variables ......................................................................................................... 526
11.3.2.4 Writing special variables ........................................................................................................... 527
11.3.2.5 Using an alias for a variable reference ..................................................................................... 529
11.3.2.6 Defining enum types ................................................................................................................. 529
11.3.2.7 Referencing CPU variables with an enum type ........................................................................ 530
11.3.2.8 Creating fragments.................................................................................................................... 532
11.3.2.9 Importing fragments .................................................................................................................. 533
11.3.2.10 Combining definitions........................................................................................................... 533
11.3.2.11 Handling tag names that contain special characters ........................................................... 534
11.3.3 Configuring use of user-defined Web pages............................................................................. 535
11.3.4 Programming the WWW instruction for user-defined web pages............................................. 537
11.3.5 Downloading the program blocks to the CPU........................................................................... 538
11.3.6 Accessing the user-defined web pages from the PC................................................................ 539
11.3.7 Constraints specific to user-defined Web pages ...................................................................... 539
11.3.8 Example of a user-defined web page ....................................................................................... 540
11.3.8.1 Web page for monitoring and controlling a wind turbine........................................................... 540
11.3.8.2 Reading and displaying controller data..................................................................................... 542
11.3.8.3 Using an enum type .................................................................................................................. 543
11.3.8.4 Writing user input to the controller ............................................................................................ 544
11.3.8.5 Writing a special variable .......................................................................................................... 545
11.3.8.6 Reference: HTML listing of remote wind turbine monitor Web page ........................................ 545

Table of contents
S7-1200 Programmable controller
System Manual, 04/2012, A5E02486680-06 13
11.3.8.7 Configuration in STEP 7 of the example Web page ..................................................................549
11.3.9 Setting up user-defined Web pages in multiple languages .......................................................551
11.3.9.1 Creating the folder structure ......................................................................................................551
11.3.9.2 Programming the language switch.............................................................................................552
11.3.9.3 Configuring STEP 7 to use a multi-language page structure ....................................................554
11.3.10 Advanced user-defined Web page control.................................................................................555
11.4 Constraints.................................................................................................................................558
11.4.1 Features restricted when JavaScript is disabled .......................................................................558
11.4.2 Features restricted when cookies are not allowed.....................................................................560
11.4.3 Importing the Siemens security certificate.................................................................................560
11.4.4 Importing CSV format data logs to non-USA/UK versions of Microsoft Excel...........................561
12 Communication processor ..................................................................................................................... 563
12.1 Using the serial communication interfaces ................................................................................563
12.2 Biasing and terminating an RS485 network connector..............................................................564
12.3 Point-to-Point (PtP) communication...........................................................................................565
12.3.1 Point-to-Point instructions ..........................................................................................................566
12.3.1.1 Common parameters for Point-to-Point instructions..................................................................566
12.3.1.2 PORT_CFG instruction ..............................................................................................................568
12.3.1.3 SEND_CFG instruction ..............................................................................................................569
12.3.1.4 RCV_CFG instruction.................................................................................................................571
12.3.1.5 SEND_PTP instruction...............................................................................................................575
12.3.1.6 RCV_PTP instruction .................................................................................................................578
12.3.1.7 RCV_RST instruction .................................................................................................................580
12.3.1.8 SGN_GET instruction.................................................................................................................581
12.3.1.9 SGN_SET instruction .................................................................................................................582
12.3.2 Configuring the communication ports ........................................................................................583
12.3.2.1 Managing flow control................................................................................................................585
12.3.3 Configuring the transmit (send) and receive parameters ..........................................................586
12.3.3.1 Configuring transmit (send) parameters ....................................................................................586
12.3.3.2 Configuring receive parameters.................................................................................................587
12.3.4 Programming the PtP communications .....................................................................................594
12.3.4.1 Polling architecture ....................................................................................................................595
12.3.5 Example: Point-to-Point communication....................................................................................596
12.3.5.1 Configuring the communication module ....................................................................................597
12.3.5.2 Configuring the RS422 and RS485 ...........................................................................................599
12.3.5.3 Programming the STEP 7 program ...........................................................................................602
12.3.5.4 Configuring the terminal emulator..............................................................................................603
12.3.5.5 Running the example program...................................................................................................604
12.4 Universal serial interface (USS) communication .......................................................................604
12.4.1 Requirements for using the USS protocol .................................................................................605
12.4.2 USS_DRV instruction.................................................................................................................608
12.4.3 USS_PORT instruction ..............................................................................................................610
12.4.4 USS_RPM instruction ................................................................................................................611
12.4.5 USS_WPM instruction................................................................................................................612
12.4.6 USS status codes ......................................................................................................................614
12.4.7 General drive setup information.................................................................................................616
12.5 Modbus communication .............................................................................................................619
12.5.1 Overview of Modbus RTU and TCP communication .................................................................619
12.5.2 Modbus TCP ..............................................................................................................................622

Table of contents
S7-1200 Programmable controller
14 System Manual, 04/2012, A5E02486680-06
12.5.2.1 MB_CLIENT (Modbus TCP)...................................................................................................... 622
12.5.2.2 MB_SERVER (Modbus TCP).................................................................................................... 628
12.5.2.3 MB_SERVER example: Multiple TCP connections .................................................................. 633
12.5.2.4 MB_CLIENT example 1: Multiple requests with common TCP connection.............................. 634
12.5.2.5 MB_CLIENT example 2: Multiple requests with different TCP connections ............................. 635
12.5.2.6 MB_CLIENT example 3: Output image write request............................................................... 636
12.5.2.7 MB_CLIENT example 4: Coordinating multiple requests.......................................................... 636
12.5.3 Modbus RTU ............................................................................................................................. 637
12.5.3.1 MB_COMM_LOAD .................................................................................................................... 638
12.5.3.2 MB_MASTER ............................................................................................................................ 641
12.5.3.3 MB_SLAVE ............................................................................................................................... 647
12.5.3.4 Modbus RTU master example program.................................................................................... 653
12.5.3.5 Modbus RTU slave example program ......................................................................................654
12.6 Telecontrol and TeleService with the CP 1242-7...................................................................... 655
12.6.1 Connection to a GSM network .................................................................................................. 655
12.6.2 Applications of the CP 1242-7 .................................................................................................. 657
12.6.3 Other properties of the CP ........................................................................................................ 658
12.6.4 Accessories............................................................................................................................... 659
12.6.5 Configuration examples for telecontrol ..................................................................................... 660
13 Teleservice communication (SMTP email)............................................................................................. 665
13.1 TM_Mail transfer email instruction ............................................................................................ 665
14 Online and diagnostic tools.................................................................................................................... 673
14.1 Status LEDs .............................................................................................................................. 673
14.2 Going online and connecting to a CPU..................................................................................... 675
14.3 Assigning a name to a PROFINET IO device online ................................................................ 676
14.4 Setting the IP address and time of day..................................................................................... 678
14.5 Resetting to factory settings...................................................................................................... 678
14.6 CPU operator panel for the online CPU.................................................................................... 679
14.7 Monitoring the cycle time and memory usage .......................................................................... 680
14.8 Displaying diagnostic events in the CPU .................................................................................. 680
14.9 Comparing offline and online CPUs.......................................................................................... 681
14.10 Monitoring and modifying values in the CPU............................................................................ 682
14.10.1 Going online to monitor the values in the CPU......................................................................... 683
14.10.2 Displaying status in the program editor..................................................................................... 684
14.10.3 Capturing the online values of a DB to reset the start values................................................... 684
14.10.4 Using a watch table to monitor and modify values in the CPU................................................. 685
14.10.4.1 Using a trigger when monitoring or modifying PLC tags ..................................................... 686
14.10.4.2 Enabling outputs in STOP mode.......................................................................................... 687
14.10.5 Forcing values in the CPU ........................................................................................................ 688
14.10.5.1 Using the force table ............................................................................................................ 688
14.10.5.2 Operation of the Force function ........................................................................................... 689
14.11 Downloading in RUN mode....................................................................................................... 690
14.11.1 Prerequisites for "Download in RUN mode".............................................................................. 691
14.11.2 Changing your program in RUN mode......................................................................................692
14.11.3 Downloading selected blocks.................................................................................................... 693

Table of contents
S7-1200 Programmable controller
System Manual, 04/2012, A5E02486680-06 15
14.11.4 Downloading a single selected block with a compile error in another block..............................694
14.11.5 System reaction if the download process fails...........................................................................695
14.11.6 Downloading the program in RUN mode ...................................................................................696
A Technical specifications......................................................................................................................... 699
A.1 General Technical Specifications ..............................................................................................699
A.2 CPU 1211C................................................................................................................................705
A.2.1 General specifications and features ..........................................................................................705
A.2.2 Timers, counters and code blocks supported by CPU 1211C...................................................707
A.2.3 Digital inputs and outputs...........................................................................................................709
A.2.4 Analog inputs .............................................................................................................................710
A.2.4.1 Step response of the built-in analog inputs of the CPU.............................................................711
A.2.4.2 Sample time for the built-in analog ports of the CPU ................................................................711
A.2.5 CPU 1211C Wiring diagrams.....................................................................................................712
A.3 CPU 1212C................................................................................................................................715
A.3.1 General specifications and features ..........................................................................................715
A.3.2 Timers, counters and code blocks supported by CPU 1212C...................................................716
A.3.3 Digital inputs and outputs...........................................................................................................718
A.3.4 Analog inputs .............................................................................................................................720
A.3.4.1 Step response of the built-in analog inputs of the CPU.............................................................720
A.3.4.2 Sample time for the built-in analog ports of the CPU ................................................................721
A.3.5 CPU 1212C Wiring diagrams.....................................................................................................721
A.4 CPU 1214C................................................................................................................................724
A.4.1 General specifications and features ..........................................................................................724
A.4.2 Timers, counters and code blocks supported by CPU 1214C...................................................725
A.4.3 Digital inputs and outputs...........................................................................................................727
A.4.4 Analog inputs .............................................................................................................................729
A.4.4.1 Step response of the built-in analog inputs of the CPU.............................................................730
A.4.4.2 Sample time for the built-in analog ports of the CPU ................................................................730
A.4.5 CPU 1214C Wiring Diagrams ....................................................................................................731
A.5 CPU 1215C................................................................................................................................734
A.5.1 General specifications and features ..........................................................................................734
A.5.2 Timers, counters and code blocks supported by CPU 1215C...................................................735
A.5.3 Digital inputs and outputs...........................................................................................................737
A.5.4 Analog inputs and outputs .........................................................................................................739
A.5.4.1 Analog input specifications ........................................................................................................739
A.5.4.2 Step response of built-in analog inputs of the CPU...................................................................740
A.5.4.3 Sample time for the built-in analog ports of the CPU ................................................................740
A.5.4.4 Analog output specifications ......................................................................................................740
A.5.5 CPU 1215C Wiring Diagrams ....................................................................................................741
A.6 Digital signal modules (SMs) .....................................................................................................745
A.6.1 SM 1221 digital input specifications...........................................................................................745
A.6.2 SM 1222 8-Point Digital Output Specifications..........................................................................747
A.6.3 SM 1222 16-Point Digital Output Specifications........................................................................749
A.6.4 SM 1223 Digital Input/Output VDC Specifications.....................................................................753
A.6.5 SM 1223 Digital Input/Output AC Specifications .......................................................................757
A.7 Analog signal modules (SMs) ....................................................................................................760
A.7.1 SM 1231 analog input module specifications ............................................................................760
A.7.2 SM 1232 analog output module specifications ..........................................................................764

Table of contents
S7-1200 Programmable controller
16 System Manual, 04/2012, A5E02486680-06
A.7.3 SM 1234 analog input/output module specifications ................................................................ 766
A.7.4 Step response of the analog inputs .......................................................................................... 769
A.7.5 Sample time and update times for the analog inputs................................................................ 769
A.7.6 Measurement ranges of the analog inputs for voltage.............................................................. 770
A.7.7 Measurement ranges of the analog inputs for current.............................................................. 770
A.7.8 Output (AQ) measurement ranges for voltage and current (SB and SM)................................. 771
A.8 Thermocouple and RTD signal modules (SMs)........................................................................ 772
A.8.1 SM 1231 Thermocouple............................................................................................................ 772
A.8.1.1 Basic operation for a thermocouple .......................................................................................... 775
A.8.1.2 Selection tables for the SM 1231 thermocouple ....................................................................... 776
A.8.2 SM 1231 RTD ........................................................................................................................... 778
A.8.2.1 Selection tables for the SM 1231 RTD...................................................................................... 781
A.9 Digital signal boards (SBs)........................................................................................................ 784
A.9.1 SB 1221 200 kHz digital input specifications ............................................................................ 784
A.9.2 SB 1222 200 kHz digital output specifications.......................................................................... 786
A.9.3 SB 1223 200 kHz digital input / output specifications............................................................... 789
A.9.4 SB 1223 2 X 24 VDC input / 2 X 24 VDC output specifications................................................ 792
A.10 Analog signal boards (SBs)....................................................................................................... 794
A.10.1 SB 1231 1 analog input specifications...................................................................................... 794
A.10.2 SB 1232 1 analog output specifications.................................................................................... 796
A.10.3 Measurement ranges for analog inputs and outputs ................................................................ 798
A.10.3.1 Step response of the analog inputs .......................................................................................... 798
A.10.3.2 Sample time and update times for the analog inputs................................................................ 799
A.10.3.3 Measurement ranges of the analog inputs for voltage.............................................................. 799
A.10.3.4 Measurement ranges of the analog inputs for current.............................................................. 800
A.10.3.5 Output (AQ) measurement ranges for voltage and current (SB and SM)................................. 800
A.10.4 Thermocouple SBs.................................................................................................................... 801
A.10.4.1 SB 1231 1 analog thermocouple input specifications ............................................................... 801
A.10.4.2 Basic operation for a thermocouple .......................................................................................... 803
A.10.5 RTD SBs ................................................................................................................................... 805
A.10.5.1 SB 1231 1 analog RTD input specifications.............................................................................. 805
A.10.5.2 Selection tables for the SB 1231 RTD ...................................................................................... 808
A.11 BB 1297 Battery Board ............................................................................................................. 810
A.12 Communication interfaces......................................................................................................... 812
A.12.1 PROFIBUS................................................................................................................................ 812
A.12.1.1 CM 1242-5................................................................................................................................. 812
A.12.1.2 CM 1243-5................................................................................................................................. 813
A.12.2 GPRS ........................................................................................................................................ 815
A.12.2.1 CP 1242-7 ................................................................................................................................. 815
A.12.3 CM 1243-2 AS-i Master............................................................................................................. 818
A.12.3.1 Technical data for the AS-i master CM 1243-2......................................................................... 818
A.12.3.2 Electrical connections of the AS-i master CM 1243-2 .............................................................. 819
A.12.4 RS232, RS422, and RS485 ...................................................................................................... 821
A.12.4.1 CB 1241 RS485 Specifications................................................................................................. 821
A.12.4.2 CM 1241 RS232 Specifications ................................................................................................ 823
A.12.4.3 CM 1241 RS422/485 Specifications ......................................................................................... 824
A.13 TeleService (TS Adapter and TS Adapter modular) ................................................................. 826
A.14 SIMATIC memory cards............................................................................................................ 826

Table of contents
S7-1200 Programmable controller
System Manual, 04/2012, A5E02486680-06 17
A.15 Input simulators..........................................................................................................................826
A.16 I/O expansion cable ...................................................................................................................827
A.17 Companion products..................................................................................................................828
A.17.1 PM 1207 power module.............................................................................................................828
A.17.2 CSM 1277 compact switch module ...........................................................................................828
B Calculating a power budget ................................................................................................................... 829
C Order numbers ...................................................................................................................................... 833
C.1 CPU modules.............................................................................................................................833
C.2 Signal modules (SMs), signal boards (SBs) and battery boards (BB).......................................833
C.3 Communication ..........................................................................................................................834
C.4 Other modules............................................................................................................................835
C.5 Memory cards ............................................................................................................................836
C.6 Basic HMI devices .....................................................................................................................836
C.7 Spare parts and other hardware ................................................................................................836
C.8 Programming software...............................................................................................................837
C.9 Documentation...........................................................................................................................837
Index...................................................................................................................................................... 839

Table of contents
S7-1200 Programmable controller
18 System Manual, 04/2012, A5E02486680-06

S7-1200 Programmable controller
System Manual, 04/2012, A5E02486680-06 19
Product overview 1
1.1 Introducing the S7-1200 PLC
The S7-1200 controller provides the flexibility and power to control a wide variety of devices
in support of your automation needs. The compact design, flexible configuration, and
powerful instruction set combine to make the S7-1200 a perfect solution for controlling a
wide variety of applications.
The CPU combines a microprocessor, an integrated power supply, input and output circuits,
built-in PROFINET, high-speed motion control I/O, and on-board analog inputs in a compact
housing to create a powerful controller. After you download your program, the CPU contains
the logic required to monitor and control the devices in your application. The CPU monitors
the inputs and changes the outputs according to the logic of your user program, which can
include Boolean logic, counting, timing, complex math operations, and communications with
other intelligent devices.
The CPU provides a PROFINET port for communication over a PROFINET network.
Additional modules are available for communicating over PROFIBUS, GPRS, RS485 or
RS232 networks.
① Power connector
② Memory card slot under top door
③ Removable user wiring connectors
(behind the doors)
④ Status LEDs for the on-board I/O
⑤ PROFINET connector (on the bottom of
the CPU)
ཱ
ུ
ི
ཱི
Several security features help protect access to both the CPU and the control program:
● Every CPU provides password protection (Page 164) that allows you to configure access
to the CPU functions.
● You can use "know-how protection" (Page 165) to hide the code within a specific block.
● You can use copy protection (Page 166) to bind your program to a specific memory card
or CPU.

Product overview
1.1 Introducing the S7-1200 PLC
S7-1200 Programmable controller
20 System Manual, 04/2012, A5E02486680-06
Table 1- 1 Comparing the CPU models
Feature CPU 1211C CPU 1212C CPU 1214C CPU 1215C
Physical size (mm) 90 x 100 x 75 90 x 100 x 75 110 x 100 x 75 130 x 100 x 75
Work 30 Kbytes 50 Kbytes 75 Kbytes 100 Kbytes
Load 1 Mbyte 1 Mbyte 4 Mbytes 4 Mbytes
User memory
Retentive 10 Kbytes 10 Kbytes 10 Kbytes 10 Kbytes
Digital 6 inputs/4 outputs 8 inputs/6 outputs 14 inputs/10 outputs 14 inputs/10 outputs Local on-board
I/O Analog 2 inputs 2 inputs 2 inputs 2 inputs / 2 outputs
Inputs (I) 1024 bytes 1024 bytes 1024 bytes 1024 bytes Process image
size Outputs (Q) 1024 bytes 1024 bytes 1024 bytes 1024 bytes
Bit memory (M) 4096 bytes 4096 bytes 8192 bytes 8192 bytes
Signal module (SM) expansion None 2 8 8
Signal board (SB), Battery board
(BB), or communication board (CB)
1 1 1 1
Communication module (CM)
(left-side expansion)
3 3 3 3
Total 3 built-in I/O, 5
with SB
4 built-in I/O, 6
with SB
6 6
Single phase 3 at 100 kHz
SB: 2 at 30 kHz
3 at 100 kHz
1 at 30 kHz
SB: 2 at 30 kHz
3 at 100 kHz
3 at 30 kHz
3 at 100 kHz
3 at 30 kHz
High-speed
counters
Quadrature phase 3 at 80 kHz
SB: 2 at 20 kHz
3 at 80 kHz
1 at 20 kHz
SB: 2 at 20 kHz
3 at 80 kHz
3 at 20 kHz
3 at 80 kHz
3 at 20 kHz
Pulse outputs1 4 4 4 4
Memory card SIMATIC Memory card (optional)
Real time clock retention time 20 days, typ. / 12 day min. at 40 degrees C (maintenance-free Super Capicator)
PROFINET 1 Ethernet communication port 2 Ethernet
communication ports
Real math execution speed 2.3 μs/instruction
Boolean execution speed 0.08 μs/instruction
1 For CPU models with relay outputs, you must install a digital signal board (SB) to use the pulse outputs.
Each CPU provides dedicated HMI connections to support up to 3 HMI devices. The total
number of HMI is affected by the types of HMI panels in your configuration. For example,
you could have up to three SIMATIC Basic panels connected to your CPU, or you could
have up to two SIMATIC Comfort panels with one additional Basic panel.
The different CPU models provide a diversity of features and capabilities that help you create
effective solutions for your varied applications. For detailed information about a specific
CPU, see the technical specifications (Page 699).

Product overview
1.1 Introducing the S7-1200 PLC
S7-1200 Programmable controller
System Manual, 04/2012, A5E02486680-06 21
Table 1- 2 Blocks, timers and counters supported by S7-1200
Element Description
Type OB, FB, FC, DB
Size 30 Kbytes (CPU 1211C)
50 Kbytes (CPU 1212C)
64 Kbytes (CPU 1214C and CPU 1215C)
Quantity Up to 1024 blocks total (OBs + FBs + FCs + DBs)
Address range for FBs, FCs,
and DBs
1 to 65535 (such as FB 1 to FB 65535)
Nesting depth 16 from the program cycle or start up OB; 4 from the time delay
interrupt, time-of-day interrupt, cyclic interrupt, hardware interrupt,
time error interrupt, or diagnostic error interrupt OB
Blocks
Monitoring Status of 2 code blocks can be monitored simultaneously
Program cycle Multiple: OB 1, OB 200 to OB 65535
Startup Multiple: OB 100, OB 200 to OB 65535
Time-delay interrupts and
cyclic interrupts
41 (1 per event): OB 200 to OB 65535
Hardware interrupts (edges
and HSC)
50 (1 per event): OB 200 to OB 65535
Time error interrupts 1: OB 80
OBs
Diagnostic error interrupts 1: OB 82
Type IEC
Quantity Limited only by memory size
Timers
Storage Structure in DB, 16 bytes per timer
Type IEC
Quantity Limited only by memory size
Counters
Storage Structure in DB, size dependent upon count type
SInt, USInt: 3 bytes
Int, UInt: 6 bytes
DInt, UDInt: 12 bytes
1 Time-delay and cyclic interrupts use the same resources in the CPU. You can have only a total of 4 of these interrupts
(time-delay plus cyclic interrupts). You cannot have 4 time-delay interrupts and 4 cyclic interrupts.

Product overview
1.2 Expansion capability of the CPU
S7-1200 Programmable controller
22 System Manual, 04/2012, A5E02486680-06
1.2 Expansion capability of the CPU
The S7-1200 family provides a variety of modules and plug-in boards for expanding the
capabilities of the CPU with additional I/O or other communication protocols. For detailed
information about a specific module, see the technical specifications (Page 699).
ཱ
ཱི
ི
① Communication module (CM), communcation processor (CP), or TS Adapter
② CPU
③ Signal board (SB), communication board (CB), or Battery Board (BB)
④ Signal module (SM)
Table 1- 3 Digital signal modules and signal boards
Type Input only Output only Combination In/Out
③ digital SB 4 x 24VDC In,
200 kHz
4 x 5VDC In,
200 kHz
4 x 24VDC Out,
200 kHz
4 x 5VDC Out,
200 kHz
2 x 24VDC In / 2 x 24VDC Out
2 x 24VDC In / 2 x 24VDC Out,
200 kHz
2 x 5VDC In / 2 x 5VDC Out,
200 kHz
8 x 24VDC In 8 x 24VDC Out
8 x Relay Out
8 x Relay Out
(Changeover)
8 x 24VDC In / 8 x 24VDC Out
8 x 24VDC In / 8 x Relay Out
8 x 120/230VAC In / 8 x Relay Out
④ digital SM
16 x 24VDC In 16 x 24VDC Out
16 x Relay Out
16 x 24VDC In / 16 x 24VDC Out
16 x 24VDC In / 16 x Relay Out

Product overview
1.2 Expansion capability of the CPU
S7-1200 Programmable controller
System Manual, 04/2012, A5E02486680-06 23
Table 1- 4 Analog signal modules and signal boards
Type Input only Output only Combination In/Out
③ analog SB 1 x 12 bit Analog In
1 x 16 bit RTD
1 x 16 bit Thermocouple
1 x Analog Out -
④ analog SM 4 x Analog In
4 x Analog In x 16 bit
8 x Analog In
Thermocouple:
– 4 x 16 bit TC
– 8 x 16 bit TC
RTD:
– 4 x 16 bit RTD
– 8 x 16 bit RTD
2 x Analog Out
4 x Analog Out
4 x Analog In / 2 x Analog Out
Table 1- 5 Communication interfaces
Module Type Description
RS232 Full-duplex
RS422/485 Full-duplex (RS422)
Half-duplex (RS485)
PROFIBUS Master DPV1
PROFIBUS Slave DPV1
① Communication module (CM)
AS-i Master (CM 1243-2) AS-Interface
① Communication processor (CP) Modem connectivity GPRS
① Communication board (CB) RS485 Half-duplex
TS Adapter IE Basic1 Connection to CPU
TS Adapter GSM GSM/GPRS
TS Adapter Modem Modem
TS Adapter ISDN ISDN
① TeleService
TS Adapter RS232 RS232
1 The TS Adapter allows you to connect various communication interfaces to the PROFINET port of the CPU. You install
the TS Adapter on the left side of the CPU and connect the TS Adapter modular (up to 3) onto the TS Adapter.
Table 1- 6 Other boards
Module Description
③ Battery board Plugs into expansion board interface on front of CPU. Provides long term
backup of realtime clock

Product overview
1.3 S7-1200 modules
S7-1200 Programmable controller
24 System Manual, 04/2012, A5E02486680-06
1.3 S7-1200 modules
Table 1- 7 S7-1200 expansion modules
Type of module Description
① Status LEDs on
the SB
The CPU supports one plug-in
expansion board:
A signal board (SB) provides
additional I/O for your CPU.
The SB connects on the front of
the CPU.
A communication board (CB)
allows you to add another
communication port to your
CPU.
A battery board (BB) allows you
to provide long term backup of
the realtime clock.
ཱ
② Removable user
wiring connector
① Status LEDs
② Bus connector
Signal modules (SMs) add
additional functionality to the CPU.
SMs connect to the right side of the
CPU.
Digital I/O
Analog I/O
RTD and thermocouple
ཱ
ི
③ Removable user
wiring connector
① Status LEDs
Communication modules (CMs)
and communications processors
(CPs) add communication options
to the CPU, such as for
PROFIBUS or RS232 / RS485
connectivity (for PtP, Modbus or
USS), or the AS-i master. A CP
provides capabilities for other types
of communication, such as to
connect the CPU over a GPRS
network.
The CPU supports up to 3 CMs
or CPs
Each CM or CP connects to the
left side of the CPU (or to the
left side of another CM or CP)
ཱ
② Communication
connector

Product overview
1.4 New features
S7-1200 Programmable controller
System Manual, 04/2012, A5E02486680-06 25
1.4 New features
The following features are new in this release:
● A standard Web server page for performing a CPU firmware update (Page 519)
● The ability to use three PROFIBUS DP CM 1243-5 master modules or three AS-i CM
1243-2 master modules
Note
To use three AS-i modules as masters, you must update the firmware of the AS-i
modules.
New modules for the S7-1200
A variety of new modules expand the power of the S7-1200 CPU and provide the flexibility to
meet your automation needs:
● New and improved CPUs:
– New CPU 1215C DC/DC/DC, CPU 1215C DC/DC/Relay, and CPU 1215C
AC/DC/Relay offer 100 Kbytes of work memory, dual Ethernet, and analog outputs.
– New and improved CPU 1211Cs, CPU 1212Cs, and CPU 1214Cs have faster
processing time, the possibility of 4 PTOs (the CPU 1211C requires a signal board),
increased retentive memory (10 Kbytes), and increased time-of-day hold up time (20
days).
● New I/O signal module: SM 1231 AI 4 x 16 bit provides higher sample rate and increased
number of bits.
● New battery board (BB 1297) offers long term backup of the realtime clock. The BB 1297
is pluggable in the signal board slot of the S7-1200 CPU (firmware 3.0 and later
versions).
To use the new modules you must use STEP 7 V11 SP2 Update 3 or later (Basic or
Professional) and you must download the hardware support package (HSP) for new modules
from the STEP 7 Options > Support Packages menu command. Follow the instructions for
adding modules to the hardware catalog for STEP 7 (TIA Portal) from the Siemens Service
and Support Site (http://support.automation.siemens.com).

Product overview
1.5 Basic HMI panels
S7-1200 Programmable controller
26 System Manual, 04/2012, A5E02486680-06
1.5 Basic HMI panels
Because visualization is becoming a standard component for most machine designs, the
SIMATIC HMI Basic Panels provide touch-screen devices for basic operator control and
monitoring tasks. All panels have a protection rating for IP65 and have CE, UL, cULus, and
NEMA 4x certification.
Basic HMI Panel Description Technical data
KP 300 Basic PN
3.6" membrane keyboard with 10 freely
configurable tactile keys
Mono (STN, black/white)
87 mm x 31 mm (3.6")
Backlight color programmed (white,
green, yellow or red)
Resolution: 240 x 80
250 tags
50 process screens
200 alarms
25 curves
40 KB recipe memory
5 recipes, 20 data records, 20 entries
KTP 400 Basic PN
4" touch screen with 4 tactile keys
Mono (STN, gray scale)
76.79 mm x 57.59 mm (3.8")
Portrait or landscape
Resolution: 320 x 240
250 tags
50 process screens
200 alarms
25 curves
40 KB recipe memory
5 recipes, 20 data records, 20 entries
KTP 600 Basic PN
6" touch screen with 6 tactile keys
Color (TFT, 256 colors) or Mono
(STN, gray scales)
115.2 mm x 86.4 mm (5.7")
Portrait or landscape
Resolution: 320 x 240
500 tags
50 process screens
200 alarms
25 curves
40 KB recipe memory
5 recipes, 20 data records, 20 entries

Product overview
1.5 Basic HMI panels
S7-1200 Programmable controller
System Manual, 04/2012, A5E02486680-06 27
Basic HMI Panel Description Technical data
KTP 1000 Basic PN
10" touch screen with 8 tactile keys
Color (TFT, 256 colors)
211.2 mm x 158.4 mm (10.4")
Resolution: 640 x 480
500 tags
50 process screens
200 alarms
25 curves
40 KB recipe memory
5 recipes, 20 data records, 20 entries
TP 1500 Basic PN
15" touch screen
Color (TFT, 256 colors)
304.1 mm x 228.1 mm (15.1")
Resolution: 1024 x 768
500 tags
50 process screens
200 alarms
25 curves
40 KB recipe memory (integrated
flash)
5 recipes, 20 data records, 20 entries

Product overview
1.5 Basic HMI panels
S7-1200 Programmable controller
28 System Manual, 04/2012, A5E02486680-06

S7-1200 Programmable controller
System Manual, 04/2012, A5E02486680-06 29
STEP 7 programming software 2
STEP 7 provides a user-friendly environment to develop, edit, and monitor the logic needed
to control your application, including the tools for managing and configuring all of the devices
in your project, such as controllers and HMI devices. To help you find the information you
need, STEP 7 provides an extensive online help system.
STEP 7 provides standard programming languages for convenience and efficiency in
developing the control program for your application.
● LAD (ladder logic) is a graphical programming language. The representation is based on
circuit diagrams (Page 155).
● FBD (Function Block Diagram) is a programming language that is based on the graphical
logic symbols used in Boolean algebra (Page 156).
● SCL (structured control language) is a text-based, high-level programming language.
When you create a code block, you select the programming language to be used by that
block. Your user program can utilize code blocks created in any or all of the programming
languages.
Note
STEP 7 is the programming and configuration software component of the TIA Portal. The
TIA Portal, in addition to STEP 7, also includes WinCC for designing and executing runtime
process visualization, and includes online help for WinCC as well as STEP 7.
2.1 System requirements
To install the STEP 7 software on a PC running Windows XP or Windows 7 operating
system, you must log in with Administrator privileges.
Table 2- 1 System requirements
Hardware/software Requirements
Processor type Pentium M, 1.6 GHz or similar
RAM 1 GB
Available hard disk space 2 GB on system drive C:\
Operating systems Windows XP Professional SP3
Windows 2003 Server R2 StdE SP2
Windows 7 Home Premium (STEP 7 Basic only, not
supported for STEP 7 Professional)
Windows 7 (Professional, Enterprise, Ultimate)
Windows 2008 Server StdE R2

STEP 7 programming software
2.2 Different views to make the work easier
S7-1200 Programmable controller
30 System Manual, 04/2012, A5E02486680-06
Hardware/software Requirements
Graphics card 32 MB RAM
24-bit color depth
Screen resolution 1024 x 768
Network 20 Mbit/s Ethernet or faster
Optical drive DVD-ROM
2.2 Different views to make the work easier
STEP 7 provides a user-friendly environment to develop controller logic, configure HMI
visualization, and setup network communication. To help increase your productivity, STEP 7
provides two different views of the project: a task-oriented set of portals that are organized
on the functionality of the tools (Portal view), or a project-oriented view of the elements within
the project (Project view). Choose which view helps you work most efficiently. With a single
click, you can toggle between the Portal view and the Project view.
Portal view
①Portals for the different tasks
②Tasks for the selected portal
③Selection panel for the selected
action
④Changes to the Project view
Project view
①Menus and toolbar
②Project navigator
③Work area
④Task cards
⑤Inspector window
⑥Changes to the Portal view
⑦Editor bar
With all of these components in one place, you have easy access to every aspect of your
project. For example, the inspector window shows the properties and information for the
object that you have selected in the work area. As you select different objects, the inspector
window displays the properties that you can configure. The inspector window includes tabs
that allow you to see diagnostic information and other messages.

STEP 7 programming software
2.3 Easy-to-use tools
S7-1200 Programmable controller
System Manual, 04/2012, A5E02486680-06 31
By showing all of the editors that are open, the editor bar helps you work more quickly and
efficiently. To toggle between the open editors, simply click the different editor. You can also
arrange two editors to appear together, arranged either vertically or horizontally. This feature
allows you to drag and drop between editors.
2.3 Easy-to-use tools
2.3.1 Inserting instructions into your user program
STEP 7 provides task cards that contain the instructions for your
program. The instructions are grouped according to function.
To create your program, you drag instructions from the task card
onto a network.

STEP 7 programming software
2.3 Easy-to-use tools
S7-1200 Programmable controller
32 System Manual, 04/2012, A5E02486680-06
2.3.2 Accessing instructions from the "Favorites" toolbar
STEP 7 provides a "Favorites" toolbar to give you quick access to the instructions that you
frequently use. Simply click the icon for the instruction to insert it into your network!
(For the "Favorites" in the instruction tree, double-
click the icon.)
You can easily customize the
"Favorites" by adding new
instructions.
Simply drag and drop an
instruction to the "Favorites".
The instruction is now just a click
away!

STEP 7 programming software
2.3 Easy-to-use tools
S7-1200 Programmable controller
System Manual, 04/2012, A5E02486680-06 33
2.3.3 Creating a complex equation with a simple instruction
The Calculate instruction lets you create a math function that operates on multiple input
parameters to produce the result, according to the equation that you define.
In the Basic instruction tree, expand the Math functions folder.
Double-click the Calculate instruction to insert the instruction
into your user program.
The unconfigured Calculate
instruction provides two input
parameters and an output
parameter.
Click the "???" and select the data types for the input and output
parameters. (The input and output parameters must all be the same
data type.)
For this example, select the "Real" data type.
Click the "Edit equation" icon to enter the equation.

STEP 7 programming software
2.3 Easy-to-use tools
S7-1200 Programmable controller
34 System Manual, 04/2012, A5E02486680-06
For this example, enter the following equation for scaling a raw analog value. (The "In" and
"Out" designations correspond to the parameters of the Calculate instruction.)
Out value = ((Out
high - Out low) / (In high - In low)) * (In value - In low) + Out low
Out = ((in4 - in5) / (in2 - in3)) * (in1 - in3) + in5
Where: Out value (Out) Scaled output value
In
value (in1) Analog input value
In
high (in2) Upper limit for the scaled input value
In
low (in3) Lower limit for the scaled input value
Out
high (in4) Upper limit for the scaled output value
Out
low (in5) Lower limit for the scaled ouput value
In the "Edit Calculate" box, enter the equation with the parameter names:
OUT = ((in4 - in5) / (in2 - in3)) * (in1 - in3) + in5
When you click "OK", the Calculate
instruction creates the inputs
required for the instruction.
Enter the tag names for the values
that correspond to the parameters.

STEP 7 programming software
2.3 Easy-to-use tools
S7-1200 Programmable controller
System Manual, 04/2012, A5E02486680-06 35
2.3.4 Adding inputs or outputs to a LAD or FBD instruction
Some of the instructions allow you to create additional inputs or outputs.
● To add an input or output, click the "Create" icon or right-click on an input stub for one of
the existing IN or OUT parameters and select the "Insert input" command.
● To remove an input or output, right-click on the stub for one of the existing IN or OUT
parameters (when there are more than the original two inputs) and select the "Delete"
command.
2.3.5 Expandable instructions
Some of the more complex instructions are expandable, displaying only the key inputs and
outputs. To display the inputs and outputs, click the arrow at the bottom of the instruction.

STEP 7 programming software
2.3 Easy-to-use tools
S7-1200 Programmable controller
36 System Manual, 04/2012, A5E02486680-06
2.3.6 Selecting a version for an instruction
The development and release cycles for certain sets of instructions (such as Modbus, PID
and motion) have created multiple released versions for these instructions. To help ensure
compatibility and migration with older projects, STEP 7 allows you to choose which version
of instruction to insert into your user program.
Click the icon on the instruction tree task card to enable the
headers and columns of the instruction tree.
To change the version of the instruction, select the
appropriate version from the drop-down list.
2.3.7 Modifying the appearance and configuration of STEP 7
You can select a variety of settings,
such as the appearance of the
interface, language, or the folder for
saving your work.
Select the "Settings" command from
the "Options" menu to change these
settings.

STEP 7 programming software
2.3 Easy-to-use tools
S7-1200 Programmable controller
System Manual, 04/2012, A5E02486680-06 37
2.3.8 Dragging and dropping between editors
To help you perform tasks quickly and easily,
STEP 7 allows you to drag and drop elements
from one editor to another. For example, you
can drag an input from the CPU to the address
of an instruction in your user program.
You must zoom in at least 200% to select the
inputs or outputs of the CPU.
Notice that the tag names are displayed not
only in the PLC tag table, but also are
displayed on the CPU.
To display two editors at one time, use the
"Split editor" menu commands or buttons in
the toolbar.
To toggle between the editors that have been opened, click the icons in the editor bar.
2.3.9 Changing the operating mode of the CPU
Refer to
The CPU does not have a physical switch for changing the operating mode (STOP or RUN).
Use the "Start CPU" and "Stop CPU" toolbar buttons to change the operating
mode of the CPU.
When you configure the CPU in the device configuration, you configure the start-up behavior
in the properties of the CPU.

STEP 7 programming software
2.3 Easy-to-use tools
S7-1200 Programmable controller
38 System Manual, 04/2012, A5E02486680-06
The "Online and diagnostics" portal also provides an operator panel for changing the
operating mode of the online CPU. To use the CPU operator panel, you must be connected
online to the CPU. The "Online tools" task card displays an operator panel that shows the
operating mode of the online CPU. The operator panel also allows you to change the
operating mode of the online CPU.
Use the button on the operator panel to change the operating mode
(STOP or RUN). The operator panel also provides an MRES button for
resetting the memory.
The color of the RUN/STOP indicator shows the current operating mode of the CPU. Yellow
indicates STOP mode, and green indicates RUN mode.
Refer to Operating Modes of the CPU in the S7-1200 System Manual (Page 69) for
configuring the default operating mode on power up.

STEP 7 programming software
2.3 Easy-to-use tools
S7-1200 Programmable controller
System Manual, 04/2012, A5E02486680-06 39
2.3.10 Changing the call type for a DB
STEP 7 allows you to easily create or change the
association of a DB for an instruction or an FB that is in
an FB.
You can switch the association between different DBs.
You can switch the association between a single-
instance DB and a multi-instance DB.
You can create an instance DB (if an instance DB is
missing or not available).
You can access the "Change call type" command either
by right-clicking the instruction or FB in the program
editor or by selecting the "Block call" command from the
"Options" menu.
The "Call options" dialog allows
you to select a single-instance
or multi-instance DB. You can
also select specific DBs from a
drop-down list of available DBs.

STEP 7 programming software
2.3 Easy-to-use tools
S7-1200 Programmable controller
40 System Manual, 04/2012, A5E02486680-06
2.3.11 Temporarily disconnecting devices from a network
You can disconnect individual network devices from the subnet. Because the configuration of
the device is not removed from the project, you can easily restore the connection to the
device.
Right-click the interface port of the network
device and select the "Disconnect from
subnet" command from the context menu.
STEP 7 reconfigures the network connections, but does not remove the disconnected device
from the project. While the network connection is deleted, the interface addresses are not
changed.
When you download the new network connections, the CPU must be set to STOP mode.
To reconnect the device, simply create a new network connection to the port of the device.

STEP 7 programming software
2.3 Easy-to-use tools
S7-1200 Programmable controller
System Manual, 04/2012, A5E02486680-06 41
2.3.12 Virtual unplugging of devices from the configuration
STEP 7 provides a storage area for
"unplugged" modules. You can drag a
module from the rack to save the
configuration of that module. These
unplugged modules are saved with your
project, allowing you to reinsert the
module in the future without having to
reconfigure the parameters.
One use of this feature is for temporary
maintenance. Consider a scenario where
you might be waiting for a replacement
module and plan to temporarily use a
different module as a short-term
replacement. You could drag the
configured module from the rack to the
"Unplugged modules" and then insert the
temporary module.

STEP 7 programming software
2.3 Easy-to-use tools
S7-1200 Programmable controller
42 System Manual, 04/2012, A5E02486680-06

S7-1200 Programmable controller
System Manual, 04/2012, A5E02486680-06 43
Installation 3
3.1 Guidelines for installing S7-1200 devices
The S7-1200 equipment is designed to be easy to install. You can install an S7-1200 either
on a panel or on a standard rail, and you can orient the S7-1200 either horizontally or
vertically. The small size of the S7-1200 allows you to make efficient use of space.
WARNING
The SIMATIC S7-1200 PLCs are Open Type Controllers. It is required that you install the
S7-1200 in a housing, cabinet, or electric control room. Entry to the housing, cabinet, or
electric control room should be limited to authorized personnel.
Failure to follow these installation requirements could result in death, severe personal injury
and/or property damage.
Always follow these requirements when installing S7-1200 PLCs.
Separate the S7-1200 devices from heat, high voltage, and electrical noise
As a general rule for laying out the devices of your system, always separate the devices that
generate high voltage and high electrical noise from the low-voltage, logic-type devices such
as the S7-1200.
When configuring the layout of the S7-1200 inside your panel, consider the heat-generating
devices and locate the electronic-type devices in the cooler areas of your cabinet. Reducing
the exposure to a high-temperature environment will extend the operating life of any
electronic device.
Consider also the routing of the wiring for the devices in the panel. Avoid placing low-voltage
signal wires and communications cables in the same tray with AC power wiring and high-
energy, rapidly-switched DC wiring.
Provide adequate clearance for cooling and wiring
S7-1200 devices are designed for natural convection cooling. For proper cooling, you must
provide a clearance of at least 25 mm above and below the devices. Also, allow at least 25
mm of depth between the front of the modules and the inside of the enclosure.
CAUTION
For vertical mounting, the maximum allowable ambient temperature is reduced by 10
degrees C. Orient a vertically mounted S7-1200 system as shown in the following figure.

Installation
3.2 Power budget
S7-1200 Programmable controller
44 System Manual, 04/2012, A5E02486680-06
When planning your layout for the S7-1200 system, allow enough clearance for the wiring
and communications cable connections.
PP
ི
ཱི
ཱི
ཱི
PP
ཱ
ཱི
PP
PP
ཱི
① Side view ③ Vertical installation
② Horizontal installation ④ Clearance area
3.2 Power budget
Your CPU has an internal power supply that provides power for the CPU, the signal
modules, signal board and communication modules and for other 24 VDC user power
requirements.
Refer to the technical specifications (Page 699) for information about the 5 VDC logic budget
supplied by your CPU and the 5 VDC power requirements of the signal modules, signal
boards, and communication modules. Refer to the "Calculating a power budget" (Page 829)
to determine how much power (or current) the CPU can provide for your configuration.
The CPU provides a 24 VDC sensor supply that can supply 24 VDC for input points, for relay
coil power on the signal modules, or for other requirements. If your 24 VDC power
requirements exceed the budget of the sensor supply, then you must add an external
24 VDC power supply to your system. Refer to the technical specifications (Page 699) for the
24 VDC sensor supply power budget for your particular CPU.
Note
The CM 1243-5 (PROFIBUS master module) requires power from the 24 VDC sensor supply
of the CPU.

Installation
3.2 Power budget
S7-1200 Programmable controller
System Manual, 04/2012, A5E02486680-06 45
If you require an external 24 VDC power supply, ensure that the power supply is not
connected in parallel with the sensor supply of the CPU. For improved electrical noise
protection, it is recommended that the commons (M) of the different power supplies be
connected.
WARNING
Connecting an external 24 VDC power supply in parallel with the 24 VDC sensor supply
can result in a conflict between the two supplies as each seeks to establish its own
preferred output voltage level.
The result of this conflict can be shortened lifetime or immediate failure of one or both
power supplies, with consequent unpredictable operation of the PLC system. Unpredictable
operation could result in death, severe personal injury and/or property damage.
The DC sensor supply and any external power supply should provide power to different
points.
Some of the 24 VDC power input ports in the S7-1200 system are interconnected, with a
common logic circuit connecting multiple M terminals. For example, the following circuits are
interconnected when designated as "not isolated" in the data sheets: the 24 VDC power
supply of the CPU, the power input for the relay coil of an SM, or the power supply for a non-
isolated analog input. All non-isolated M terminals must connect to the same external
reference potential.
WARNING
Connecting non-isolated M terminals to different reference potentials will cause unintended
current flows that may cause damage or unpredictable operation in the PLC and any
connected equipment.
Failure to comply with these guidelines could cause damage or unpredictable operation
which could result in death or severe personal injury and/or property damage.
Always ensure that all non-isolated M terminals in an S7-1200 system are connected to the
same reference potential.

Installation
3.3 Installation and removal procedures
S7-1200 Programmable controller
46 System Manual, 04/2012, A5E02486680-06
3.3 Installation and removal procedures
3.3.1 Mounting dimensions for the S7-1200 devices
$ $
$
%%%%
$
&38&&38&&38&
&38&
Table 3- 1 Mounting dimensions (mm)
S7-1200 Devices Width A (mm) Width B (mm) Width C (mm)
CPU 1211C and CPU 1212C 90 45 -- CPU
CPU 1214C 110 55 --

Installation
3.3 Installation and removal procedures
S7-1200 Programmable controller
System Manual, 04/2012, A5E02486680-06 47
S7-1200 Devices Width A (mm) Width B (mm) Width C (mm)
CPU 1215C 130 65 (top) Bottom:
C1: 32.5
C2: 65
C3: 32.5
Digital 8 and 16 point
Analog 2, 4, and 8 point
Thermocouple 4 and 8 point
RTD 4 point
45 22.5 --
Digital DQ 8 x Relay (Changeover) 70 22.5 --
Signal modules
Analog 16 point
RTD 8 point
70 35 --
CM 1241 RS232, and
CM 1241 RS422/485
CM 1243-5 PROFIBUS master and
CM 1242-5 PROFIBUS slave
CM 1242-2 AS-i Master
CP 1242-7 GPRS
30 15 --
Communication
interfaces
TS AdapterIE Basic 60 1 15 --
1 Because you must install a TS Adapter modular with the TS Adapter, the total width ("width A") is 60 mm.
Each CPU, SM, CM, and CP supports mounting on either a DIN rail or on a panel. Use the
DIN rail clips on the module to secure the device on the rail. These clips also snap into an
extended position to provide screw mounting positions to mount the unit directly on a panel.
The interior dimension of the hole for the DIN clips on the device is 4.3 mm.
A 25 mm thermal zone must be provided above and below the unit for free air circulation.
Installing and removing the S7-1200 devices
The CPU can be easily installed on a standard DIN rail or on a panel. DIN rail clips are
provided to secure the device on the DIN rail. The clips also snap into an extended position
to provide a screw mounting position for panel-mounting the unit.
11
12
13
4
① DIN rail installation ③Panel installation
② DIN rail clip in latched position ④Clip in extended position for panel mounting

Installation
3.3 Installation and removal procedures
S7-1200 Programmable controller
48 System Manual, 04/2012, A5E02486680-06
Before you install or remove any electrical device, ensure that the power to that equipment
has been turned off. Also, ensure that the power to any related equipment has been turned
off.
WARNING
Installation or removal of S7-1200 or related equipment with the power applied could cause
electric shock or unexpected operation of equipment.
Failure to disable all power to the S7-1200 and related equipment during installation or
removal procedures could result in death, severe personal injury and/or property damage
due to electric shock or unexpected equipment operation.
Always follow appropriate safety precautions and ensure that power to the S7-1200 is
disabled before attempting to install or remove S7-1200 CPUs or related equipment.
Always ensure that whenever you replace or install an S7-1200 device you use the correct
module or equivalent device.
WARNING
Incorrect installation of an S7-1200 module may cause the program in the S7-1200 to
function unpredictably.
Failure to replace an S7-1200 device with the same model, orientation, or order could result
in death, severe personal injury and/or property damage due to unexpected equipment
operation.
Replace an S7-1200 device with the same model, and be sure to orient and position it
correctly.
WARNING
Do not disconnect equipment when a flammable or combustible atmosphere is present.
Disconnection of equipment when a flammable or combustible atmosphere is present may
cause a fire or explosion which could result in death, serious injury and/or property
damage.
CAUTION
Electrostatic discharge can damage the device or the receptacle on the CPU.
Make contact with a grounded conductive pad and/or wear a grounded wrist strap
whenever you handle the device.

Installation
3.3 Installation and removal procedures
S7-1200 Programmable controller
System Manual, 04/2012, A5E02486680-06 49
3.3.2 Installing and removing the CPU
You can install the CPU on a panel or on a DIN rail.
Note
Attach any communication modules to the CPU and install the assembly as a unit. Install
signal modules separately after the CPU has been installed.
Consider the following when installing the units on the DIN rail or on a panel:
● For DIN rail mounting, make sure the upper DIN rail clip is in the latched (inner) position
and that the lower DIN rail clip is in the extended position for the CPU and attached CMs.
● After installing the devices on the DIN rail, move the lower DIN rail clips to the latched
position to lock the devices on the DIN rail.
● For panel mounting, make sure the DIN rail clips are pushed to the extended position.
To install the CPU on a panel, follow these steps:
1. Locate, drill, and tap the mounting holes (M4), using the dimensions shown in table,
Mounting dimensions (mm) (Page 46).
2. Ensure that the CPU and all S7-1200 equipment are disconnected from electrical power.
3. Extend the mounting clips from the module. Make sure the DIN rail clips on the top and
bottom of the CPU are in the extended position.
4. Secure the module to the panel, using a Pan Head M4 screw with spring and flat washer.
Do not use a flat head screw.
Note
The type of screw will be determined by the material upon which it is mounted. You
should apply appropriate torque until the spring washer becomes flat. Avoid applying
excessive torque to the mounting screws. Do not use a flat head screw.
Note
If your system is subject to a high vibration environment, or is mounted vertically, panel
mounting the S7-1200 will provide a greater level of protection.

Installation
3.3 Installation and removal procedures
S7-1200 Programmable controller
50 System Manual, 04/2012, A5E02486680-06
Table 3- 2 Installing the CPU on a DIN rail
Task Procedure
1. Install the DIN rail. Secure the rail to the mounting panel every 75 mm.
2. Ensure that the CPU and all S7-1200 equipment are disconnected from electrical
power.
3. Hook the CPU over the top of the DIN rail.
4. Pull out the DIN rail clip on the bottom of the CPU to allow the CPU to fit over the
rail.
5. Rotate the CPU down into position on the rail.
6. Push in the clips to latch the CPU to the rail.
Table 3- 3 Removing the CPU from a DIN rail
Task Procedure
1. Ensure that the CPU and all S7-1200 equipment are
disconnected from electrical power.
2. Disconnect the I/O connectors, wiring, and cables from
the CPU (Page 55).
3. Remove the CPU and any attached communication
modules as a unit. All signal modules should remain
installed.
4. If an SM is connected to the CPU, retract the bus
connector:
– Place a screwdriver beside the tab on the top of the
signal module.
– Press down to disengage the connector from the
CPU.
– Slide the tab fully to the right.
5. Remove the CPU:
– Pull out the DIN rail clip to release the CPU from the
rail.
– Rotate the CPU up and off the rail, and remove the
CPU from the system.

Installation
3.3 Installation and removal procedures
S7-1200 Programmable controller
System Manual, 04/2012, A5E02486680-06 51
3.3.3 Installing and removing an SB, CB or BB
Table 3- 4 Installing an SB, CB, or BB 1297
Task Procedure
1. Ensure that the CPU and all S7-1200 equipment are disconnected
from electrical power.
2. Remove the top and bottom terminal block covers from the CPU.
3. Place a screwdriver into the slot on top of the CPU at the rear of the
cover.
4. Gently pry the cover up and remove it from the CPU.
5. Place the module straight down into its mounting position in the top
of the CPU.
6. Firmly press the module into position until it snaps into place.
7. Replace the terminal block covers.
Table 3- 5 Removing an SB, CB or BB 1297
Task Procedure
1. Ensure that the CPU and all S7-1200 equipment are disconnected
from electrical power.
2. Remove the top and bottom terminal block covers from the CPU.
3. Place a screwdriver into the slot on top of the module.
4. Gently pry the module up to disengage it from the CPU.
5. Remove the module straight up from its mounting position in the top
of the CPU.
6. Replace the cover onto the CPU.
7. Replace the terminal block covers.
Installing or replacing the battery in the BB 1297 battery board
The BB 1297 requires battery type CR1025. The battery is not included with the BB 1297
and must be purchased by the user. To install or replace the battery, follow these steps:
1. In the BB 1297, install a new battery with the positive side of the battery on top, and the
negative side next to the printed wiring board.

Installation
3.3 Installation and removal procedures
S7-1200 Programmable controller
52 System Manual, 04/2012, A5E02486680-06
2. The BB 1297 is ready to be installed in the CPU. Follow the installation directions above
to install the BB 1297.
To replace the battery in the BB 1297:
1. Remove the BB 1297 from the CPU following the removal directions above.
2. Carefully remove the old battery using a small screwdriver. Push the battery out from
under the clip.
3. Install a new CR1025 replacement battery with the positive side of the battery on top and
the negative side next to the printed wiring board.
4. Re-install the BB 1297 battery board following the installation directions above.
3.3.4 Installing and removing an SM
Table 3- 6 Installing an SM
Task Procedure
Install your SM after installing the CPU.
1. Ensure that the CPU and all S7-1200 equipment are
disconnected from electrical power.
2. Remove the cover for the connector from the right side of the
CPU.
3. Insert a screwdriver into the slot above the cover.
4. Gently pry the cover out at its top and remove the cover.
Retain the cover for reuse.
Connect the SM to the CPU:
1. Position the SM beside the CPU.
2. Hook the SM over the top of the DIN rail.
3. Pull out the bottom DIN rail clip to allow the SM to fit over the
rail.
4. Rotate the SM down into position beside the CPU and push
the bottom clip in to latch the SM onto the rail.
Extending the bus connector makes both mechanical and electrical connections for
the SM.
1. Place a screwdriver beside the tab on the top of the SM.
2. Slide the tab fully to the left to extend the bus connector into the CPU.
Follow the same procedure to install a signal module to a signal module.

Installation
3.3 Installation and removal procedures
S7-1200 Programmable controller
System Manual, 04/2012, A5E02486680-06 53
Table 3- 7 Removing an SM
Task Procedure
You can remove any SM without removing the CPU or other SMs in place.
1. Ensure that the CPU and all S7-1200 equipment are disconnected from
electrical power.
2. Remove the I/O connectors and wiring from the SM (Page 55).
3. Retract the bus connector.
– Place a screwdriver beside the tab on the top of the SM.
– Press down to disengage the connector from the CPU.
– Slide the tab fully to the right.
If there is another SM to the right, repeat this procedure for that SM.
Remove the SM:
1. Pull out the bottom DIN rail clip to release the SM from the rail.
2. Rotate the SM up and off the rail. Remove the SM from the system.
3. If required, cover the bus connector on the CPU to avoid contamination.
Follow the same procedure to remove a signal module from a signal module.
3.3.5 Installing and removing a CM or CP
Attach any communication modules to the CPU and install the assembly as a unit, as shown
in Installing and removing the CPU (Page 49).
Table 3- 8 Installing a CM or CP
Task Procedure
1. Ensure that the CPU and all S7-1200 equipment are
disconnected from electrical power.
2. Attach the CM to the CPU before installing the assembly
as a unit to the DIN rail or panel.
3. Remove the bus cover from the left side of the CPU:
– Insert a screwdriver into the slot above the bus cover.
– Gently pry out the cover at its top.
4. Remove the bus cover. Retain the cover for reuse.
5. Connect the CM or CP to the CPU:
– Align the bus connector and the posts of the CM with
the holes of the CPU
– Firmly press the units together until the posts snap into
place.
6. Install the CPU and CP on a DIN rail or panel.

Installation
3.3 Installation and removal procedures
S7-1200 Programmable controller
54 System Manual, 04/2012, A5E02486680-06
Table 3- 9 Removing a CM or CP
Task Procedure
Remove the CPU and CM as a unit from the DIN rail or panel.
1. Ensure that the CPU and all S7-1200 equipment are disconnected from electrical
power.
2. Remove the I/O connectors and all wiring and cables from the CPU and CMs.
3. For DIN rail mounting, move the lower DIN rail clips on the CPU and CMs to the
extended position.
4. Remove the CPU and CMs from the DIN rail or panel.
5. Grasp the CPU and CMs firmly and pull apart.
CAUTION
Do not use a tool to separate the modules because this will damage the units.

Installation
3.3 Installation and removal procedures
S7-1200 Programmable controller
System Manual, 04/2012, A5E02486680-06 55
3.3.6 Removing and reinstalling the S7-1200 terminal block connector
The CPU, SB and SM modules provide removable connectors to make connecting the wiring
easy.
Table 3- 10 Removing the connector
Task Procedure
Prepare the system for terminal block connector removal by removing the power from the
CPU and opening the cover above the connector.
1. Ensure that the CPU and all S7-1200 equipment are disconnected from electrical power.
2. Inspect the top of the connector and locate the slot for the tip of the screwdriver.
3. Insert a screwdriver into the slot.
4. Gently pry the top of the connector away from the CPU. The connector will release with a
snap.
5. Grasp the connector and remove it from the CPU.
Table 3- 11 Installing the connector
Task Procedure
Prepare the components for terminal block installation by removing power from the CPU and
opening the cover for connector.
1. Ensure that the CPU and all S7-1200 equipment are disconnected from electrical power.
2. Align the connector with the pins on the unit.
3. Align the wiring edge of the connector inside the rim of the connector base.
4. Press firmly down and rotate the connector until it snaps into place.
Check carefully to ensure that the connector is properly aligned and fully engaged.

Installation
3.3 Installation and removal procedures
S7-1200 Programmable controller
56 System Manual, 04/2012, A5E02486680-06
3.3.7 Installing and removing the expansion cable
The S7-1200 expansion cable provides additional flexibility in configuring the layout of your
S7-1200 system. Only one expansion cable is allowed per CPU system. You install the
expansion cable either between the CPU and the first SM, or between any two SMs.
Table 3- 12 Installing and removing the male connector of the expansion cable
Task Procedure
To install the male connector:
1. Ensure that the CPU and all S7-1200 equipment are disconnected
from electrical power.
2. Push the connector into the bus connector on the right side of the
signal module or CPU.
To remove the male connector:
1. Ensure that the CPU and all S7-1200 equipment are disconnected
from electrical power.
2. Pull out the male connector to release it from the signal module or
CPU.
Table 3- 13 Installing the female connector of the expansion cable
Task Procedure
1. Ensure that the CPU and all S7-1200 equipment
are disconnected from electrical power.
2. Place the female connector to the bus connector on
the left side of the signal module.
3. Slip the hook extension of the female connector
into the housing at the bus connector and press
down slightly to engage the hook.
4. Lock the connector into place:
– Place a screwdriver beside the tab on the top of
the signal module.
– Slide the tab fully to the left.
To engage the connector, you must slide the connector
tab all the way to the left. The connector tab must be
locked into place.

Installation
3.3 Installation and removal procedures
S7-1200 Programmable controller
System Manual, 04/2012, A5E02486680-06 57
Table 3- 14 Removing the female connector of the expansion cable
Task Procedure
1. Ensure that the CPU and all S7-1200 equipment are
disconnected from electrical power.
2. Unlock the connector:
– Place a screwdriver beside the tab on the top of
the signal module.
– Press down slightly and slide the tab fully to the
right.
3. Lift the connector up slightly to disengage the hook
extension.
4. Remove the female connector.
3.3.8 TS (teleservice) adapter
3.3.8.1 Connecting the TeleService Adapter
Before installing the TS (Teleservice) Adapter IE Basic, you must first connect the
TS Adapter and a TS module.
Available TS modules:
● TS module RS232
● TS module Modem
● TS module GSM
● TS module ISDN

Installation
3.3 Installation and removal procedures
S7-1200 Programmable controller
58 System Manual, 04/2012, A5E02486680-06
CAUTION
The TS module can be damaged if you touch the contacts of the plug connector ④of the
TS module. Follow ESD guidelines in order to avoid damaging the TS module through
electrostatic discharge. Before connecting a TS module and TS Adapter, make sure that
both are in an idle state.
1
3
3
2
4
5
6
① TS module ④ Plug connector from the TS module
② TS Adapter ⑤ Cannot be opened
③ Elements ⑥ Ethernet port
CAUTION
Before connecting a TS module and TS adapter basic unit, ensure that the contact pins ④
are not bent. When connecting, ensure that the male connector and guide elements are
positioned correctly.
Only connect a TS module into the TS adapter. Do not force a connection of the TS adapter
to a different device, such as an S7-1200 CPU. Do not change the mechanical construction
of the connector, and do not remove or damage the guide elements.
3.3.8.2 Installing the SIM card
Locate the SIM card slot on the underside of the TS module GSM.
NOTICE
The SIM card may only be removed or inserted if the TS module GSM is de-energized.

Installation
3.3 Installation and removal procedures
S7-1200 Programmable controller
System Manual, 04/2012, A5E02486680-06 59
Table 3- 15 Installing the SIM card
Procedure Task
Use a sharp object to press
the eject button of the SIM
card tray (in the direction of
the arrow) and remove the
SIM card tray.
① TS Module GSM
② SIM card
Place the SIM card in the SIM
card tray as shown and put
the SIM card tray back into its
slot.
1
2
3
③ SIM card tray
Note
Ensure that the SIM card tray is correctly oriented in the card tray. Otherwise, the SIM card
will not make connection with the module, and the eject button may not remove the card tray.
3.3.8.3 Installing the TS adapter unit
Prerequisites: You must have connected the TS Adapter and a TS module together, and the
DIN rail must have been installed.
Note
If you install the TS unit vertically or in high-vibration environment, the TS module can
become disconnected from the TS Adapter. Use an end bracket 8WA1 808 on the DIN rail to
ensure that the modules remain connected.

Installation
3.3 Installation and removal procedures
S7-1200 Programmable controller
60 System Manual, 04/2012, A5E02486680-06
Table 3- 16 Installing and removing the TS Adapter
Task Procedure
Installation:
1. Hook the TS Adapter with attached TS module ① on the DIN rail ②.
2. Rotate the unit back until it engages.
3. Push in the DIN rail clip on each module to attach the each module to
the rail.
ཱ
Removal:
1. Remove the analog cable and Ethernet cable from the underside of
the TS Adapter.
2. Remove power from the TS Adapter.
3. Use a screwdriver to disengage the rail clips on both modules.
4. Rotate the unit upwards to remove the unit from the DIN rail.
WARNING
Before you remove power from the unit, disconnect the grounding of the TS Adapter by
removing the analog cable and Ethernet cable.
3.3.8.4 Installing the TS adapter on a wall
Prerequisites: You must have connected the TS Adapter and TS module.
1. Move the attachment slider ① to the backside of the TS Adapter and TS module in the
direction of the arrow until it engages.
2. Screw the TS Adapter and TS module to the position marked with ② to the designated
assembly wall.

Installation
3.4 Wiring guidelines
S7-1200 Programmable controller
System Manual, 04/2012, A5E02486680-06 61
The following illustration shows the TS Adapter from behind, with the attachment sliders ①
in both positions:
1
1
2
2
① Attachment slider
② Drill holes for wall mounting
3.4 Wiring guidelines
Proper grounding and wiring of all electrical equipment is important to help ensure the
optimum operation of your system and to provide additional electrical noise protection for
your application and the S7-1200. Refer to the technical specifications (Page 699) for the
S7-1200 wiring diagrams.
Prerequisites
Before you ground or install wiring to any electrical device, ensure that the power to that
equipment has been turned off. Also, ensure that the power to any related equipment has
been turned off.

Installation
3.4 Wiring guidelines
S7-1200 Programmable controller
62 System Manual, 04/2012, A5E02486680-06
Ensure that you follow all applicable electrical codes when wiring the S7-1200 and related
equipment. Install and operate all equipment according to all applicable national and local
standards. Contact your local authorities to determine which codes and standards apply to
your specific case.
WARNING
Installation or wiring the S7-1200 or related equipment with power applied could cause
electric shock or unexpected operation of equipment. Failure to disable all power to the S7-
1200 and related equipment during installation or removal procedures could result in death,
severe personal injury, and/or damage due to electric shock or unexpected equipment
operation.
Always follow appropriate safety precautions and ensure that power to the S7-1200 is
disabled before attempting to install or remove the S7-1200 or related equipment.
Always take safety into consideration as you design the grounding and wiring of your S7-
1200 system. Electronic control devices, such as the S7-1200, can fail and can cause
unexpected operation of the equipment that is being controlled or monitored. For this reason,
you should implement safeguards that are independent of the S7-1200 to protect against
possible personal injury or equipment damage.
WARNING
Control devices can fail in an unsafe condition, resulting in unexpected operation of
controlled equipment. Such unexpected operations could result in death, severe personal
injury and/or property damage.
Use an emergency stop function, electromechanical overrides, or other redundant
safeguards that are independent of the S7-1200.
Guidelines for isolation
S7-1200 AC power supply boundaries and I/O boundaries to AC circuits have been designed
and approved to provide safe separation between AC line voltages and low voltage circuits.
These boundaries include double or reinforced insulation, or basic plus supplementary
insulation, according to various standards. Components which cross these boundaries such
as optical couplers, capacitors, transformers, and relays have been approved as providing
safe separation. Isolation boundaries which meet these requirements have been identified in
S7-1200 product data sheets as having 1500 VAC or greater isolation. This designation is
based on a routine factory test of (2Ue + 1000 VAC) or equivalent according to approved
methods. S7-1200 safe separation boundaries have been type tested to 4242 VDC.
The sensor supply output, communications circuits, and internal logic circuits of an S7-1200
with included AC power supply are sourced as SELV (safety extra-low voltage) according to
EN 61131-2.

Installation
3.4 Wiring guidelines
S7-1200 Programmable controller
System Manual, 04/2012, A5E02486680-06 63
To maintain the safe character of the S7-1200 low voltage circuits, external connections to
communications ports, analog circuits, and all 24 V nominal power supply and I/O circuits
must be powered from approved sources that meet the requirements of SELV, PELV, Class
2, Limited Voltage, or Limited Power according to various standards.
WARNING
Use of non-isolated or single insulation supplies to supply low voltage circuits from an AC
line can result in hazardous voltages appearing on circuits that are expected to be touch
safe, such as communications circuits and low voltage sensor wiring.
Such unexpected high voltages could cause electric shock resulting in death, severe
personal injury and/or property damage.
Only use high voltage to low voltage power converters that are approved as sources of
touch safe, limited voltage circuits.
Guidelines for grounding the S7-1200
The best way to ground your application is to ensure that all the common and ground
connections of your S7-1200 and related equipment are grounded to a single point. This
single point should be connected directly to the earth ground for your system.
All ground wires should be as short as possible and should use a large wire size, such as 2
mm2 (14 AWG).
When locating grounds, consider safety-grounding requirements and the proper operation of
protective interrupting devices.
Guidelines for wiring the S7-1200
When designing the wiring for your S7-1200, provide a single disconnect switch that
simultaneously removes power from the S7-1200 CPU power supply, from all input circuits,
and from all output circuits. Provide over-current protection, such as a fuse or circuit breaker,
to limit fault currents on supply wiring. Consider providing additional protection by placing a
fuse or other current limit in each output circuit.
Install appropriate surge suppression devices for any wiring that could be subject to lightning
surges.
Avoid placing low-voltage signal wires and communications cables in the same wire tray with
AC wires and high-energy, rapidly switched DC wires. Always route wires in pairs, with the
neutral or common wire paired with the hot or signal-carrying wire.
Use the shortest wire possible and ensure that the wire is sized properly to carry the required
current. The CPU and SM connector accepts wire sizes from 2 mm2 to 0.3 mm2 (14 AWG to
22 AWG). The SB connector accepts wire sizes from 1.3 mm2 to 0.3 mm2 (16 AWG to 22
AWG). Use shielded wires for optimum protection against electrical noise. Typically,
grounding the shield at the S7-1200 gives the best results.
When wiring input circuits that are powered by an external power supply, include an
overcurrent protection device in that circuit. External protection is not necessary for circuits
that are powered by the 24 VDC sensor supply from the S7-1200 because the sensor supply
is already current-limited.

Installation
3.4 Wiring guidelines
S7-1200 Programmable controller
64 System Manual, 04/2012, A5E02486680-06
All S7-1200 modules have removable connectors for user wiring. To prevent loose
connections, ensure that the connector is seated securely and that the wire is installed
securely into the connector. To avoid damaging the connector, be careful that you do not
over-tighten the screws. The maximum torque for the CPU and SM connector screw is 0.56
N-m (5 inch-pounds). The maximum torque for the SB connector screw is 0.33 N-m (3 inch-
pounds).
To help prevent unwanted current flows in your installation, the S7-1200 provides isolation
boundaries at certain points. When you plan the wiring for your system, you should consider
these isolation boundaries. Refer to the technical specifications for the amount of isolation
provided and the location of the isolation boundaries. Do not depend on isolation boundaries
rated less than 1500 VAC as safety boundaries.
Guidelines for lamp loads
Lamp loads are damaging to relay contacts because of the high turn-on surge current. This
surge current will nominally be 10 to 15 times the steady state current for a Tungsten lamp.
A replaceable interposing relay or surge limiter is recommended for lamp loads that will be
switched a large number of times during the lifetime of the application.
Guidelines for inductive loads
You should equip inductive loads with suppression circuits to limit voltage rise when the
control output turns off. Suppression circuits protect your outputs from premature failure due
to the high voltages associated with turning off inductive loads. In addition, suppression
circuits limit the electrical noise generated when switching inductive loads. Placing an
external suppression circuit so that it is electrically across the load, and physically located
near the load is most effective in reducing electrical noise.
S7-1200 DC outputs include internal suppression circuits that are adequate for the inductive
loads in most applications. Since S7-1200 relay output contacts can be used to switch either
a DC or an AC load, internal protection is not provided.
Note
The effectiveness of a given suppression circuit depends on the application, and you must
verify it for your particular use. Always ensure that all components used in your suppression
circuit are rated for use in the application.

Installation
3.4 Wiring guidelines
S7-1200 Programmable controller
System Manual, 04/2012, A5E02486680-06 65
Typical suppressor circuit for DC or relay outputs that switch DC inductive loads
AB
① 1N4001 diode or equivalent
② 8.2 V Zener (DC outputs),
36 V Zener (Relay outputs)
③ Output point
In most applications, the addition of a diode (A)
across a DC inductive load is suitable, but if your
application requires faster turn-off times, then the
addition of a Zener diode (B) is recommended. Be
sure to size your Zener diode properly for the amount
of current in your output circuit.
Typical suppressor circuit for relay outputs that switch AC inductive loads
MOV
① 0.1 μ F
② 100 to 120 Ω
③ Output point
When you use a relay output to switch 115 V/230
VAC loads, place the appropriately rated resistor-
capacitor-metal oxide varistor (MOV) circuit across
the AC load. Ensure that the working voltage of the
MOV is at least 20% greater than the nominal line
voltage.

Installation
3.4 Wiring guidelines
S7-1200 Programmable controller
66 System Manual, 04/2012, A5E02486680-06
S7-1200 Programmable controller
System Manual, 04/2012, A5E02486680-06 67
PLC concepts 4
4.1 Execution of the user program
The CPU supports the following types of code blocks that allow you to create an efficient
structure for your user program:
● Organization blocks (OBs) define the structure of the program. Some OBs have
predefined behavior and start events, but you can also create OBs with custom start
events. Valid OB number ranges are shown in Event execution priorities and queuing
(Page 75).
● Functions (FCs) and function blocks (FBs) contain the program code that corresponds to
specific tasks or combinations of parameters. Each FC or FB provides a set of input and
output parameters for sharing data with the calling block. An FB also uses an associated
data block (called an instance DB) to maintain state of values between execution that can
be used by other blocks in the program. Valid FC and FB numbers range from 1 to
65535.
● Data blocks (DBs) store data that can be used by the program blocks. Valid DB numbers
range from 1 to 65535.
Execution of the user program begins with one or more optional start-up organization blocks
(OBs) which are executed once upon entering RUN mode, followed by one or more program
cycle OBs which are executed cyclically. An OB can also be associated with an interrupt
event, which can be either a standard event or an error event, and executes whenever the
corresponding standard or error event occurs.
A function (FC) or a function block (FB) is a block of program code that can be called from
an OB or from another FC or FB, down to the following nesting depths:
● 16 from the program cycle or startup OB
● 4 from time delay interrupt, cyclic interrupt, time of day interrupt, hardware interrupt, time
error interrupt, or diagnostic error interrupt OB
FCs are not associated with any particular data block (DB), while FBs are tied directly to a
DB and use the DB for passing parameters and storing interim values and results.
The size of the user program, data, and configuration is limited by the available load memory
and work memory in the CPU. There is no specific limit to the number of each individual OB,
FC, FB and DB block. However, the total number of blocks is limited to 1024.
Each cycle includes writing the outputs, reading the inputs, executing the user program
instructions, and performing background processing. The cycle is referred to as a scan cycle
or scan.
The modules (SM, SB, BB, CB, CM or CP) are detected and logged in only upon power-up.

PLC concepts
4.1 Execution of the user program
S7-1200 Programmable controller
68 System Manual, 04/2012, A5E02486680-06
● Inserting or removing a module in the central rack under power (hot) is not supported.
Never insert or remove a module from the central rack when the CPU has power..
WARNING
Insertion or removal of a module (SM, SB, BB, CD, CM or CP) from the central rack
when the CPU has power could cause unpredictable behavior, resulting in damage to
equipment and/or injury to personnel.
Always ensure that power is removed from the CPU and central rack before inserting or
removing a module from the central rack.
● You can insert or remove a SIMATIC memory card while the CPU is under power.
However, inserting or removing a memory card when the CPU is in RUN mode causes
the CPU to go to STOP mode.
CAUTION
Insertion or removal of a memory card when the CPU is in RUN mode causes the CPU
to go to STOP, which might result in in damage to the equipment or the process being
controlled.
Whenever you insert or remove a memory card, the CPU immediately goes to STOP
mode. Before inserting or removing a memory card, always ensure that the CPU is not
actively controlling a machine or process. Always install an emergency stop circuit for
your application or process.
● If you insert or remove a module in a distributed I/O rack (PROFINET or PROFIBUS)
when the CPU is in RUN mode, the CPU generates an entry in the diagnostics buffer and
stays in RUN mode.
Under the default configuration, all local digital and analog I/O points are updated
synchronously with the scan cycle using an internal memory area called the process image.
The process image contains a snapshot of the physical inputs and outputs (the physical I/O
points on the CPU, signal board, and signal modules).
The CPU performs the following tasks:
● The CPU writes the outputs from the process image output area to the physical outputs.
● The CPU reads the physical inputs just prior to the execution of the user program and
stores the input values in the process image input area. This ensures that these values
remain consistent throughout the execution of the user instructions.
● The CPU executes the logic of the user instructions and updates the output values in the
process image output area instead of writing to the actual physical outputs.
This process provides consistent logic through the execution of the user instructions for a
given cycle and prevents the flickering of physical output points that might change state
multiple times in the process image output area.

PLC concepts
4.1 Execution of the user program
S7-1200 Programmable controller
System Manual, 04/2012, A5E02486680-06 69
You can specify whether digital and analog I/O points are to be automatically updated and
stored in the process image. If you insert a module in the device view, its data is located in
the process image of the CPU (default). The CPU handles the data exchange between the
module and the process image area automatically during the update of the process image.
To remove digital or analog points from the process-image automatic update, select the
appropriate device in Device configuration, view the Properties tab, expand if necessary to
locate the desired I/O points, and then select "IO addresses/HW identifier". Then change the
entry for "Process image:" from "Cyclic PI" to "---". To add the points back to the process-
image automatic update, change this selection back to "Cyclic PI".
You can immediately read physical input values and immediately write physical output
values when an instruction executes. An immediate read accesses the current state of the
physical input and does not update the process image input area, regardless of whether the
point is configured to be stored in the process image. An immediate write to the physical
output updates both the process image output area (if the point is configured to be stored in
the process image) and the physical output point. Append the suffix ":P" to the I/O address if
you want the program to immediately access I/O data directly from the physical point instead
of using the process image.
The CPU supports distributed I/O for both PROFINET and PROFIBUS networks (Page 423).
4.1.1 Operating modes of the CPU
The CPU has three modes of operation: STOP mode, STARTUP mode, and RUN mode.
Status LEDs on the front of the CPU indicate the current mode of operation.
● In STOP mode, the CPU is not executing the program. You can download a project.
● In STARTUP mode, the startup OBs (if present) are executed once. Interrupt events are
not processed during the startup mode.
● In RUN mode, the program cycle OBs are executed repeatedly. Interrupt events can
occur and be processed at any point within the RUN mode. Some parts of a project can
be downloaded in RUN mode (Page 690).
The CPU supports a warm restart for entering the RUN mode. Warm restart does not include
a memory reset. All non-retentive system and user data are initialized at warm restart.
Retentive user data is retained.

PLC concepts
4.1 Execution of the user program
S7-1200 Programmable controller
70 System Manual, 04/2012, A5E02486680-06
A memory reset clears all work memory, clears retentive and non-retentive memory areas,
and copies load memory to work memory. A memory reset does not clear the diagnostics
buffer or the permanently saved values of the IP address.
Note
When you download one or more DBs from STEP 7 V11 to an S7-1200 V2 CPU, the
retentive and non-retentive values of those DBs are set to their start values. The next
transition to RUN performs a warm restart, setting all non-retentive data to their start values
and setting all retentive data to their retained values.
When you download project elements (such as device configuration, code blocks or DBs)
from STEP 7 V10.5 to any S7-1200 CPU or from STEP 7 V11 to an S7-1200 V1 CPU (or a
V2 CPU that has been configured as a V1 CPU), the next transition to RUN mode resets all
of the DBs in the project to their start values.
You can configure the "startup after POWER ON" setting of the CPU. This configuration item
appears under the "Device configuration" for the CPU under "Startup". When power is
applied, the CPU performs a sequence of power-up diagnostic checks and system
initialization. During system initialization the CPU deletes all non-retentive bit memory and
resets all non-retentive DB contents to the initial values from load memory. The CPU retains
retentive bit memory and retentive DB contents and then enters the appropriate operating
mode. Certain detected errors prevent the CPU from entering the RUN mode. The CPU
supports the following configuration choices:
● No restart (stay in STOP mode)
● Warm restart - RUN
● Warm restart - mode prior to POWER OFF
CAUTION
The CPU can enter STOP mode due to repairable faults, such as failure of a
replaceable signal module, or temporary faults, such as power line disturbance or erratic
power up event.
If the CPU has been configured to "Warm restart mode prior to POWER OFF", it will not
return to RUN mode when the fault is repaired or removed until it receives a new
command from STEP 7 to go to RUN. Without a new command, the STOP mode is
retained as the mode prior to POWER OFF.
CPUs that are intended to operate independently of a STEP 7 connection should
typically be configured to "Warm restart - RUN" so that the CPU can be returned to RUN
mode by a power cycle following the removal of fault conditions.

PLC concepts
4.1 Execution of the user program
S7-1200 Programmable controller
System Manual, 04/2012, A5E02486680-06 71
You can change the current operating mode using the "STOP" or "RUN" commands from the
online tools of the programming software. You can also include a STP instruction in your
program to change the CPU to STOP mode. This allows you to stop the execution of your
program based on the program logic.
● In STOP mode, the CPU handles any communication requests (as appropriate) and
performs self-diagnostics. The CPU does not execute the user program, and the
automatic updates of the process image do not occur.
You can download your project only when the CPU is in STOP mode.
● In STARTUP and RUN modes, the CPU performs the tasks shown in the following figure.
$% & '
(
)ཱ
ུ
ཱིི
STARTUP RUN
A Clears the I (image) memory area ① Writes Q memory to the physical outputs
B Initializes the outputs with either the
last value or the substitute value
② Copies the state of the physical inputs to I
memory
C Executes the startup OBs ③ Executes the program cycle OBs
D Copies the state of the physical inputs
to I memory
④ Performs self-test diagnostics
E Stores any interrupt events into the
queue to be processed after entering
RUN mode
⑤ Processes interrupts and communications
during any part of the scan cycle
F Enables the writing of Q memory to the
physical outputs
STARTUP processing
Whenever the operating mode changes from STOP to RUN, the CPU clears the process
image inputs, initializes the process image outputs and processes the startup OBs. Any read
accesses to the process-image inputs by instructions in the startup OBs read zero rather
than the current physical input value. Therefore, to read the current state of a physical input
during the startup mode, you must perform an immediate read. The startup OBs and any
associated FCs and FBs are executed next. If more than one startup OB exists, each is
executed in order according to the OB number, with the lowest OB number executing first.

PLC concepts
4.1 Execution of the user program
S7-1200 Programmable controller
72 System Manual, 04/2012, A5E02486680-06
Each startup OB includes startup information that helps you determine the validity of
retentive data and the time-of-day clock. You can program instructions inside the startup
OBs to examine these startup values and to take appropriate action. The following startup
locations are supported by the Startup OBs:
Table 4- 1 Startup locations supported by the startup OB
Input Data Type Description
LostRetentive Bool This bit is true if the retentive data storage areas have been lost
LostRTC Bool This bit is true if the time-of-day clock (Real time Clock) has been lost
The CPU also performs the following tasks during the startup processing.
● Interrupts are queued but not processed during the startup phase
● No cycle time monitoring is performed during the startup phase
● Configuration changes to HSC (high-speed counter), PWM (pulse-width modulation), and
PtP (point-to-point communication) modules can be made in startup
● Actual operation of HSC, PWM and point-to-point communication modules only occurs in
RUN
After the execution of the startup OBs finishes, the CPU goes to RUN mode and processes
the control tasks in a continuous scan cycle.
See also
Stop scan cycle instruction (Page 235)
CPU operator panel for the online CPU (Page 679)
4.1.2 Processing the scan cycle in RUN mode
For each scan cycle, the CPU writes the outputs, reads the inputs, executes the user
program, updates communication modules, and responds to user interrupt events and
communication requests. Communication requests are handled periodically throughout the
scan.
These actions (except for user interrupt events) are serviced regularly and in sequential
order. User interrupt events which are enabled are serviced according to priority in the order
in which they occur.

PLC concepts
4.1 Execution of the user program
S7-1200 Programmable controller
System Manual, 04/2012, A5E02486680-06 73
The system guarantees that the scan cycle will be completed in a time period called the
maximum cycle time; otherwise a time error event is generated.
● Each scan cycle begins by retrieving the current values of the digital and analog outputs
from the process image and then writing them to the physical outputs of the CPU, SB,
and SM modules configured for automatic I/O update (default configuration). When a
physical output is accessed by an instruction, both the output process image and the
physical output itself are updated.
● The scan cycle continues by reading the current values of the digital and analog inputs
from the CPU, SB, and SMs configured for automatic I/O update (default configuration),
and then writing these values to the process image. When a physical input is accessed
by an instruction, the value of the physical input is accessed by the instruction, but the
input process image is not updated.
● After reading the inputs, the user program is executed from the first instruction through
the end instruction. This includes all the program cycle OBs plus all their associated FCs
and FBs. The program cycle OBs are executed in order according to the OB number with
the lowest OB number executing first.
Communications processing occurs periodically throughout the scan, possibly interrupting
user program execution.
Self-diagnostic checks include periodic checks of the system and the I/O module status
checks.
Interrupts can occur during any part of the scan cycle, and are event-driven. When an event
occurs, the CPU interrupts the scan cycle and calls the OB that was configured to process
that event. After the OB finishes processing the event, the CPU resumes execution of the
user program at the point of interruption.
4.1.3 Organization blocks (OBs)
OBs control the execution of the user program. Each OB must have a unique OB number.
The default OB numbers are reserved below 200. Other OBs must be numbered 200 or
greater.
Specific events in the CPU trigger the execution of an organization block. OBs cannot call
each other or be called from an FC or FB. Only a start event, such as a diagnostic interrupt
or a time interval, can start the execution of an OB. The CPU handles OBs according to their
respective priority classes, with higher priority OBs executed before lower priority OBs. The
lowest priority class is 1 (for the main program cycle), and the highest priority class is 26 (for
the time-error interrupts).

PLC concepts
4.1 Execution of the user program
S7-1200 Programmable controller
74 System Manual, 04/2012, A5E02486680-06
OBs control the following operations:
● Program cycle OBs execute cyclically while the CPU is in RUN mode. The main block of
the program is a program cycle OB. This is where you place the instructions that control
your program and where you call additional user blocks. Multiple program cycle OBs are
allowed and are executed in numerical order. OB 1 is the default. Other program cycle
OBs must be identified as OB 200 or greater.
● Startup OBs execute one time when the operating mode of the CPU changes from STOP
to RUN, including powering up in the RUN mode and in commanded STOP-to-RUN
transitions. After completion, the main "Program cycle" OB will begin executing. Multiple
startup OBs are allowed. OB 100 is the default. Others must be OB 200 or greater.
● Cyclic interrupt OBs execute at a specified interval. A cyclic interrupt OB will interrupt
cyclic program execution at user defined intervals, such as every 2 seconds. You can
configure up to a total of 4 for both the time-delay and cyclic events at any given time,
with one OB allowed for each configured time-delay and cyclic event. The OB must be
OB 200 or greater.
● Hardware interrupt OBs execute when the relevant hardware event occurs, including
rising and falling edges on built-in digital inputs and HSC events. A hardware interrupt OB
will interrupt normal cyclic program execution in reaction to a signal from a hardware
event. You define the events in the properties of the hardware configuration. One OB is
allowed for each configured hardware event. The OB must be OB 200 or greater.
● A time error interrupt OB executes when either the maximum cycle time is exceeded or a
time error event occurs. The OB for processing the time error interrupt is OB 80. If
triggered, it executes, interrupting normal cyclic program execution or any other event
OB. The events that trigger the time error interrupt and the reaction of the CPU to those
events are described below:
– Exceeding the maximum cycle time: You configure the maximum cycle time in the
properties of the CPU. If OB 80 does not exist, the reaction of the CPU for exceeding
the maximum time is to change to STOP.
– Time errors: If OB 80 does not exist, the reaction of the CPU is to stay in RUN. Time
errors occur if the time of day event is missed or repeated, the queue overflows, or an
event OB (time delay event, time of day event, or cyclic interrupt) starts before the
CPU finishes the execution of the first.
The occurrence of either of these events generates a diagnostic buffer entry describing
the event. The diagnostic buffer entry is generated regardless of the existence of OB 80.
● Diagnostic error interrupt OBs execute when a diagnostic error is detected and reported.
A diagnostic OB interrupts the normal cyclic program execution if a diagnostics-capable
module recognizes an error (if the diagnostic error interrupt has been enabled for the
module). OB 82 is the only OB number supported for the diagnostic error event. You can
include an STP instruction (put CPU in STOP mode) inside your OB 82 if you desire your
CPU to enter STOP mode upon receiving this type of error. If there is no diagnostic OB in
the program, the CPU ignores the error (stays in RUN).

PLC concepts
4.1 Execution of the user program
S7-1200 Programmable controller
System Manual, 04/2012, A5E02486680-06 75
4.1.4 Event execution priorities and queuing
The CPU processing is controlled by events. An event triggers an interrupt OB to be
executed. You can specify the interrupt OB for an event during the creation of the block,
during the device configuration, or with an ATTACH or DETACH instruction. Some events
happen on a regular basis like the program cycle or cyclic events. Other events happen only
a single time, like the startup event and time delay events. Some events happen when there
is a change triggered by the hardware, such as an edge event on an input point or a high
speed counter event. There are also events like the diagnostic error and time error event
which only happen when there is an error. The event priorities and queues are used to
determine the processing order for the event interrupt OBs.
The program cycle event happens once during each program cycle (or scan). During the
program cycle, the CPU writes the outputs, reads the inputs and executes program cycle
OBs. The program cycle event is required and is always enabled. You may have no program
cycle OBs, or you may have multiple OBs selected for the program cycle event. After the
program cycle event is triggered, the lowest numbered program cycle OB (usually OB 1) is
executed. The other program cycle OBs are executed sequentially (in numerical order) within
the program cycle.
The cyclic interrupt events allow you to configure the execution of an interrupt OB at a
configured scan time. The initial scan time is configured when the OB is created and
selected to be a cyclic interrupt OB. A cyclic event will interrupt the program cycle and
execute the cyclic interrupt OB (the cyclic event is at a higher priority class than the program
cycle event).
Only one cyclic interrupt OB can be attached to a cyclic event.
Each cyclic event can be assigned a phase shift so that the execution of cyclic interrupts with
the same scan time can be offset from one another by the phase shift amount. The default
phase shift is 0. To change the initial phase shift, or to change the initial scan time for a
cyclic event, right click on the cyclic interrupt OB in the project tree, click "Properties", then
click "Cyclic interrupt", and enter the new initial values. You can also query and change the
scan time and the phase shift from your program using the Query cyclic interrupt
(QRY_CINT) and Set cyclic interrupt (SET_CINT) instructions. Scan time and phase shift
values set by the SET_CINT instruction do not persist through a power cycle or a transition
to STOP mode; scan time and phase shift values will return to the initial values following a
power cycle or a transition to STOP. The CPU supports a total of four cyclic and time-delay
interrupt events.
The startup event happens one time on a STOP to RUN transition and causes the startup
OBs to be executed. Multiple OBs can be selected for the startup event. The startup OBs are
executed in numerical order.
The time delay interrupt events allow you to configure the execution of an interrupt OB after
a specified delay time has expired. The delay time is specified with the SRT_DINT
instruction. The time delay events will interrupt the program cycle to execute the time delay
interrupt OB. Only one time delay interrupt OB can be attached to a time delay event. The
CPU supports four time delay events.
The hardware interrupt events are triggered by a change in the hardware, such as a rising or
falling edge on an input point, or a HSC (High Speed Counter) event. There can be one
interrupt OB selected for each hardware interrupt event. The hardware events are enabled in
Device configuration. The OBs are specified for the event in the Device configuration or with
an ATTACH instruction in the user program. The CPU supports several hardware interrupt
events. The exact events are based on the CPU model and the number of input points.

PLC concepts
4.1 Execution of the user program
S7-1200 Programmable controller
76 System Manual, 04/2012, A5E02486680-06
The time and diagnostic error interrupt events are triggered when the CPU detects an error.
These events are at a higher priority class that the other interrupt events and can interrupt
the execution of the time delay, cyclic and hardware interrupt events. One interrupt OB can
be specified for each of the time error and diagnostic error interrupt events.
Understanding event execution priorities and queuing
The number of pending (queued) events from a single source is limited, using a different
queue for each event type. Upon reaching the limit of pending events for a given event type,
the next event is lost. Refer to the following section on "Understanding time error events" for
more information regarding queue overflows.
Each CPU event has an associated priority. You cannot change the priority of an OB. In
general, events are serviced in order of priority (highest priority first). Events of the same
priority are serviced on a "first-come, first-served" basis.
Table 4- 2 OB events
Event OB number Quantity allowed Start event OB priority
Program cycle OB 1, OB 200 to
OB 65535
1 program cycle event
Multiple OBs allowed
Startup OB ends
Last program cycle OB ends
1
Startup OB 100, OB 200 to
OB 65535
1 startup event 1, 2
Multiple OBs allowed
STOP-to-RUN transition 1
Time-delay OB event is scheduled 3 Time OB 200 to OB 65535 Up to 4 time events3
1 OB per event Cyclic OB event is scheduled 7
Edges:
Rising edge events: 16 max.
Falling edge events: 16 max.
5 Process OB 200 to OB 65535 Up to 50 process events4
1 OB per event
For HSC:
CV=PV: 6 max.
Direction changed: 6 max.
External reset: 6 max.
6

PLC concepts
4.1 Execution of the user program
S7-1200 Programmable controller
System Manual, 04/2012, A5E02486680-06 77
Event OB number Quantity allowed Start event OB priority
Diagnostic error OB 82 1 event (only if OB 82 was
loaded)
Module transmits an error 9
Time error OB 80 1 event (only if OB 80 was
loaded)5
Maximum cycle time was
exceeded
A second time interrupt (cyclic or
time-delay) started before the
CPU had finished execution of
the first interrupt
26
1 The startup event and the program cycle event will never occur at the same time because the startup event will run to
completion before the program cycle event will be started (controlled by the operating system).
2 Only the diagnostic error event (OB 82) interrupts the startup event. All other events are queued to be processed after
the startup event has finished.
3 The CPU provides a total of 4 time events that are shared by the time-delay OBs and the cyclic OBs. The number of
time-delay and cyclic OBs in your user program cannot exceed 4.
4 You can have more than 50 process events if you use the DETACH and ATTACH instructions.
5 You can configure the CPU to stay in RUN if the maximum scan cycle time was exceeded or you can use the
RE_TRIGR instruction to reset the cycle time. However, the CPU goes to STOP mode the second time that the
maximum scan cycle time was exceeded in one scan cycle.
After the execution of an OB with a priority of 2 to 25 has started, processing of that OB
cannot be interrupted by the occurrence of another event, except for by OB 80 (time-error
event, which has a priority of 26). All other events are queued for later processing, allowing
the current OB to finish.
Interrupt latency
The interrupt event latency (the time from notification of the CPU that an event has occurred
until the CPU begins execution of the first instruction in the OB that services the event) is
approximately 175 µsec, provided that a program cycle OB is the only event service routine
active at the time of the interrupt event.
Understanding time error events
The occurrence of any of several different time error conditions results in a time error event.
The following time errors are supported:
● Maximum cycle time exceeded
● Requested OB cannot be started
● Queue overflow occurred
The maximum cycle time exceeded condition results if the program cycle does not complete
within the specified maximum scan cycle time. See the section on "Monitoring the cycle time
in the S7-1200 System Manual" (Page 80) for more information regarding the maximum
cycle time condition, how to configure the maximum scan cycle time, and how to reset the
cycle timer.

PLC concepts
4.1 Execution of the user program
S7-1200 Programmable controller
78 System Manual, 04/2012, A5E02486680-06
The requested OB cannot be started condition results if an OB is requested by a cyclic
interrupt, a time-delay interrupt, or a time-of-day interrupt, but the requested OB is already
being executed.
The queue overflow occurred condition results if the interrupts are occurring faster than they
can be processed. The number of pending (queued) events is limited using a different queue
for each event type. If an event occurs when the corresponding queue is full, a time error
event is generated.
All time error events trigger the execution of OB 80 if it exists. If an OB 80 is not included in
the user program, then the device configuration of the CPU determines the CPU reaction to
the time error:
● The default configuration for time errors, such as starting a second cyclic interrupt before
the CPU has finished the execution of the first, is for the CPU to stay in RUN.
● The default configuration for exceeding the maximum time is for the CPU to change to
STOP.
You can use the RE_TRIGR instruction to reset the maximum cycle time. However, if two
"maximum cycle time exceeded" conditions occur within the same program cycle without
resetting the cycle timer, then the CPU transitions to STOP, regardless of whether OB 80
exists. See the section on "Monitoring the cycle time in the S7-1200 System Manual"
(Page 80).
OB 80 includes startup information that helps you determine which event and OB generated
the time error. You can program instructions inside OB 80 to examine these startup values
and to take appropriate action.
Table 4- 3 Startup information for OB 80
Input Data type Description
fault_id BYTE 16#01 - maximum cycle time exceeded
16#02 - requested OB cannot be started
16#07 and 16#09 - queue overflow occurred
csg_OBnr OB_ANY Number of the OB which was being executed when the error
occurred
csg_prio UINT Priority of the OB causing the error
No time error interrupt OB 80 is present when you create a new project. If desired, you add a
time error interrupt OB 80 to your project by double-clicking "Add new block" under "Program
blocks" in the tree, then choose "Organization block", and then "Time error interrupt".
Understanding diagnostic error events
Analog (local), PROFINET, and PROFIBUS devices are capable of detecting and reporting
diagnostic errors. The occurrence or removal of any of several different diagnostic error
conditions results in a diagnostic error event. The following diagnostic errors are supported:
● No user power
● High limit exceeded
● Low limit exceeded

PLC concepts
4.1 Execution of the user program
S7-1200 Programmable controller
System Manual, 04/2012, A5E02486680-06 79
● Wire break
● Short circuit
Diagnostic error events trigger the execution of OB 82 if it exists. If OB 82 does not exist,
then the CPU ignores the error. No diagnostic error interrupt OB 82 is present when you
create a new project. If desired, you add a diagnostic error interrupt OB 82 to your project by
double-clicking "Add new block" under "Program blocks" in the tree, then choose
"Organization block", and then "Diagnostic error interrupt".
Note
Diagnostic errors for multi-channel local analog devices (I/O, RTD, and Thermocouple)
The OB 82 diagnostic error interrupt can report only one channel's diagnostic error at a time.
If two channels of a multi-channel device have an error, then the second error only triggers
OB 82 under the following conditions: the first channel error clears, the execution of OB 82
triggered by the first error is complete, and the second error still exists.
OB 82 includes startup information that helps you determine whether the event is due to the
occurrence or removal of an error, and the device and channel which reported the error. You
can program instructions inside OB 82 to examine these startup values and to take
appropriate action.
Table 4- 4 Startup information for OB 82
Input Data type Description
IOstate WORD IO state of the device:
Bit 0 = 1 if the configuration is correct, and = 0 if the configuration is
no longer correct.
Bit 4 = 1 if an error is present (such as a wire break). (Bit 4 = 0 if
there is no error.)
Bit 5 = 1 if the configuration is not correct, and = 0 if the configuration
is correct again.
Bit 6 = 1 if an I/O access error has occurred. Refer to laddr for the
hardware identifier of the I/O with the access error. (Bit 6 = 0 if there
is no error.)
laddr HW_ANY Hardware identifier of the device or functional unit that reported the
error1
channel UINT Channel number
multierror BOOL TRUE if more than one error is present
1 The laddr input contains the hardware identifier of the device or functional unit which returned the error. The hardware
identifier is assigned automatically when components are inserted in the device or network view and appears in the
Constants tab of PLC tags. A name is also assigned automatically for the hardware identifier. These entries in the
Constants tab of the PLC tags cannot be changed.

PLC concepts
4.1 Execution of the user program
S7-1200 Programmable controller
80 System Manual, 04/2012, A5E02486680-06
4.1.5 Monitoring the cycle time
The cycle time is the time that the CPU operating system requires to execute the cyclic
phase of the RUN mode. The CPU provides two methods of monitoring the cycle time:
● Maximum scan cycle time
● Fixed minimum scan cycle time
Scan cycle monitoring begins after the startup event is complete. Configuration for this
feature appears under the "Device Configuration" for the CPU under "Cycle time".
The CPU always monitors the scan cycle and reacts if the maximum scan cycle time is
exceeded. If the configured maximum scan cycle time is exceeded, an error is generated
and is handled one of two ways:
● If the user program does not include an OB 80, then the CPU generates an error and
goes to STOP. (You can change the configuration of the CPU to ignore this time error
and stay in RUN. The default configuration is for the CPU to go to STOP.)
● If the user program includes an OB 80, then the CPU executes OB 80
The RE_TRIGR instruction (Re-trigger cycle time monitoring) allows you to reset the timer
that measures the cycle time. However, this instruction only functions if executed in a
program cycle OB; the RE_TRIGR instruction is ignored if executed in OB 80. If the
maximum scan cycle time is exceeded twice within the same program cycle with no
RE_TRIGR instruction execution between the two, then the CPU transitions to STOP
immediately. The use of repeated executions of the RE_TRIGR instruction can create an
endless loop or a very long scan.
Typically, the scan cycle executes as fast as it can be executed and the next scan cycle
begins as soon as the current one completes. Depending upon the user program and
communication tasks, the time period for a scan cycle can vary from scan to scan. To
eliminate this variation, the CPU supports an optional fixed minimum scan cycle time (also
called fixed scan cycle). When this optional feature is enabled and a fixed minimum scan
cycle time is provided in ms, the CPU will maintain the minimum cycle time within ±1 ms for
the completion of each CPU scan.
In the event that the CPU completes the normal scan cycle in less time than the specified
minimum cycle time, the CPU spends the additional time of the scan cycle performing
runtime diagnostics and/or processing communication requests. In this way the CPU always
takes a fixed amount of time to complete a scan cycle.
In the event that the CPU does not complete the scan cycle in the specified minimum cycle
time, the CPU completes the scan normally (including communication processing) and does
not create any system reaction as a result of exceeding the minimum scan time. The
following table defines the ranges and defaults for the cycle time monitoring functions.

PLC concepts
4.1 Execution of the user program
S7-1200 Programmable controller
System Manual, 04/2012, A5E02486680-06 81
Table 4- 5 Range for the cycle time
Cycle time Range (ms) Default
Maximum scan cycle time1 1 to 6000 150 ms
Fixed minimum scan cycle time2 1 to maximum scan cycle time Disabled
1 The maximum scan cycle time is always enabled. Configure a cycle time between 1 ms to 6000 ms. The default is 150
ms.
2 The fixed minimum scan cycle time is optional, and is disabled by default. If required, configure a cycle time between 1
ms and the maximum scan cycle time.
Configuring the cycle time and communication load
You use the CPU properties in the Device configuration to configure the following
parameters:
● Cycle time: You can enter a maximum scan cycle time. You can also enter a fixed
minimum scan cycle time.
● Communications load: You can configure a percentage of the time to be dedicated for
communication tasks.
For more information about the scan cycle, see "Monitoring the cycle time". (Page 80)

PLC concepts
4.1 Execution of the user program
S7-1200 Programmable controller
82 System Manual, 04/2012, A5E02486680-06
4.1.6 CPU memory
Memory management
The CPU provides the following memory areas to store the user program, data, and
configuration:
● Load memory is non-volatile storage for the user program, data and configuration. When
a project is downloaded to the CPU, it is first stored in the Load memory area. This area
is located either in a memory card (if present) or in the CPU. This non-volatile memory
area is maintained through a power loss. The memory card supports a larger storage
space than that built-in to the CPU.
● Work memory is volatile storage for some elements of the user project while executing
the user program. The CPU copies some elements of the project from load memory into
work memory. This volatile area is lost when power is removed, and is restored by the
CPU when power is restored.
● Retentive memory is non-volatile storage for a limited quantity of work memory values.
The retentive memory area is used to store the values of selected user memory locations
during power loss. When a power down or power loss occurs, the CPU restores these
retentive values upon power up.
To display the memory usage for the current project, right-click the CPU (or one of its blocks)
and select "Resources" from the context. To display the memory usage for the current CPU,
double-click "Online and diagnostics", expand "Diagnostics", and select "Memory".

PLC concepts
4.1 Execution of the user program
S7-1200 Programmable controller
System Manual, 04/2012, A5E02486680-06 83
Retentive memory
Data loss after power failure can be avoided by marking certain data as retentive. The
following data can be configured to be retentive:
● Bit memory(M): You can define the precise width of the memory for bit memory in the
PLC tag table or in the assignment list. Retentive bit memory always starts at MB0 and
runs consecutively up through a specified number of bytes. Specify this value from the
PLC tag table or in the assignment list by clicking the "Retain" toolbar icon. Enter the
number of M bytes to retain starting at MB0.
● Tags of a function block (FB): If an FB was created with "Optimzed" selected, then the
interface editor for this FB includes a "Retain" column. In this column, you can select
either "Retentive", "Non-retentive", or "Set in IDB" individually for each tag. An instance
DB that was created when this FB is placed in the program editor shows this retain
column as well. You can only change the retentive state of a tag from within the instance
DB interface editor if you selected "Set in IDB" (Set in instance data block) in the Retain
selection for the tag in the optimized FB.
If an FB was created with "Standard - compatible with S7-300/400" selected, then the
interface editor for this FB does not include a "Retain" column. An instance DB created
when this FB is inserted in the program editor shows a "Retain" column which is available
for edit. In this case, selecting the "Retain" option for any tag results in all tags being
selected. Similarly, deselecting the option for any tag results in all tags being deselected.
For an FB that was configured to be "Standard - compatible with S7-300/400", you can
change the retentive state from within the instance DB editor, but all tags are set to the
same retentive state together.
After you create the FB, you cannot change the option for "Standard - compatible with
S7-300/400". You can only select this option when you create the FB. To determine
whether an existing FB was configured for "Optimized" or "Standard - compatible with S7-
300/400", right-click the FB in the Project tree, select "Properties", and then select
"Attributes". The check box "Optimized block access" when selected shows you whether
a block is optimized. Otherwise, it is standard and compatible with S7-300/400 CPUs.
● Tags of a global data block: The behavior of a global DB with regard to retentive state
assignment is similar to that of an FB. Depending on the block access setting you can
define the retentive state either for individual tags or for all tags of a global data block.
– If you select "Optimized" when you create the DB, you can set the retentive state for
each individual tag.
– If you select "Standard - compatible with S7-300/400" when you create the DB, the
retentive-state setting applies to all tags of the DB; either all tags are retentive or no
tag is retentive.
A total of 10240 bytes of data can be retentive. To see how much is available, from the PLC
tag table or the assignment list, click on the "Retain" toolbar icon. Although this is where the
retentive range is specified for M memory, the second row indicates the total remaining
memory available for M and DB combined. Note that for this value to be accurate, you must
compile all data blocks with retentive tags.

PLC concepts
4.1 Execution of the user program
S7-1200 Programmable controller
84 System Manual, 04/2012, A5E02486680-06
4.1.6.1 System and clock memory
You use the CPU properties to enable bytes for "system memory" and "clock memory". Your
program logic can reference the individual bits of these functions by their tag names.
● You can assign one byte in M memory for system memory. The byte of system memory
provides the following four bits that can be referenced by your user program by the
following tag names:
– First cycle: (Tag name "FirstScan") bit is set to1 for the duration of the first scan after
the startup OB finishes. (After the execution of the first scan, the "first scan" bit is set
to 0.)
– Diagnostics status changed (Tag name: "DiagStatusUpdate") is set to 1 for one scan
after the CPU logs a diagnostic event. Because the CPU does not set the "diagnostic
graph changed" bit until the end of the first execution of the program cycle OBs, your
user program cannot detect if there has been a diagnostic change either during the
execution of the startup OBs or the first execution of the program cycle OBs.
– Always 1 (high): (Tag name "AlwaysTRUE") bit is always set to 1.
– Always 0 (low): (Tag name "AlwaysFALSE") bit is always set to 0.
● You can assign one byte in M memory for clock memory. Each bit of the byte configured
as clock memory generates a square wave pulse. The byte of clock memory provides 8
different frequencies, from 0.5 Hz (slow) to 10 Hz (fast). You can use these bits as control
bits, especially when combined with edge instructions, to trigger actions in the user
program on a cyclic basis.
The CPU initializes these bytes on the transition from STOP mode to STARTUP mode. The
bits of the clock memory change synchronously to the CPU clock throughout the STARTUP
and RUN modes.
CAUTION
Overwriting the system memory or clock memory bits can corrupt the data in these
functions and cause your user program to operate incorrectly, which can cause damage to
equipment and injury to personnel.
Because both the clock memory and system memory are unreserved in M memory,
instructions or communications can write to these locations and corrupt the data.
Avoid writing data to these locations to ensure the proper operation of these functions, and
always implement an emergency stop circuit for your process or machine.

PLC concepts
4.1 Execution of the user program
S7-1200 Programmable controller
System Manual, 04/2012, A5E02486680-06 85
System memory configures a byte with bits that turn on (value = 1) for a specific event.
Table 4- 6 System memory
7 6 5 4 3 2 1 0
Reserved
Value 0
Always off
Value 0
Always on
Value 1
Diagnostic status
indicator
1: Change
0: No change
First scan indicator
1: First scan after
startup
0: Not first scan
Clock memory configures a byte that cycles the individual bits on and off at fixed intervals.
Each clock bit generates a square wave pulse on the corresponding M memory bit. These
bits can be used as control bits, especially when combined with edge instructions, to trigger
actions in the user code on a cyclic basis.
Table 4- 7 Clock memory
Bit number 7 6 5 4 3 2 1 0
Tag name
Period (s) 2.0 1.6 1.0 0.8 0.5 0.4 0.2 0.1
Frequency (Hz) 0.5 0.625 1 1.25 2 2.5 5 10
Because clock memory runs asynchronously to the CPU cycle, the status of the clock memory can change several times
during a long cycle.

PLC concepts
4.1 Execution of the user program
S7-1200 Programmable controller
86 System Manual, 04/2012, A5E02486680-06
4.1.7 Diagnostics buffer
The CPU supports a diagnostics buffer which contains an entry for each diagnostic event.
Each entry includes a date and time the event occurred, an event category, and an event
description. The entries are displayed in chronological order with the most recent event at
the top. Up to 50 most recent events are available in this log. When the log is full, a new
event replaces the oldest event in the log. When power is lost, the events are saved.
The following types of events are recorded in the diagnostics buffer:
● Each system diagnostic event; for example, CPU errors and module errors
● Each state change of the CPU (each power up, each transition to STOP, each transition
to RUN)
To access the diagnostics buffer (Page 680), you must be online. From the "Online &
diagnostics" view, locate the diagnostics buffer under "Diagnostics > Diagnostics buffer".
4.1.8 Time of day clock
The CPU supports a time-of-day clock. A super-capacitor supplies the energy required to
keep the clock running during times when the CPU is powered down. The super-capacitor
charges while the CPU has power. After the CPU has been powered up at least 24 hours,
then the super-capacitor has sufficient charge to keep the clock running for typically 20 days.
STEP 7 sets the time-of-day clock to system time, which has a default value out of the box or
following a factory rest. To utilize the time-of-day clock, you must set it. Timestamps such as
those for diagnostic buffer entries, data log files, and data log entries are based on the
system time. You set the time of day from the "Set time of day" function (Page 678) in the
"Online & diagnostics" view of the online CPU. STEP 7 then calculates the system time from
the time you set plus or minus the Windows operating system offset from UTC (Coordinated
Universal Time). Setting the time of day to the current local time produces a system time of
UTC if your Windows operating system settings for time zone and daylight savings time
correspond to your locale.
STEP 7 includes instructions (Page 249) to read and write the system time (RD_SYS_T and
WR_SYS_T), to read the local time (RD_LOC_T), and to set the time zone
(SET_TIMEZONE). The RD_LOC_T instruction calculates local time using the time zone and
daylight saving time offsets that you set in the "Time of day" configuration in the general
properties of the CPU (Page 123). These settings enable you to set your time zone for local
time, optionally enable daylight saving time, and specify the start and end dates and times
for daylight saving time. You can also use the SET_TIMEZONE instructions to configure
these settings.

PLC concepts
4.2 Data storage, memory areas, I/O and addressing
S7-1200 Programmable controller
System Manual, 04/2012, A5E02486680-06 87
4.1.9 Configuring the outputs on a RUN-to-STOP transition
You can configure the behavior of the digital and analog outputs when the CPU is in STOP
mode. For any output of a CPU, SB or SM, you can set the outputs to either freeze the value
or use a substitute value:
● Substituting a specified output value (default): You enter a substitute value for each
output (channel) of that CPU, SB, or SM device.
The default substitute value for digital output channels is OFF, and the default substitute
value for analog output channels is 0.
● Freezing the outputs to remain in last state: The outputs retain their current value at the
time of the transition from RUN to STOP. After power up, the outputs are set to the
default substitute value.
You configure the behavior of the outputs in Device Configuration. Select the individual
devices and use the "Properties" tab to configure the outputs for each device.
When the CPU changes from RUN to STOP, the CPU retains the process image and writes
the appropriate values for both the digital and analog outputs, based upon the configuration.
4.2 Data storage, memory areas, I/O and addressing
4.2.1 Accessing the data of the S7-1200
STEP 7 facilitates symbolic programming. You create symbolic names or "tags" for the
addresses of the data, whether as PLC tags relating to memory addresses and I/O points or
as local variables used within a code block. To use these tags in your user program, simply
enter the tag name for the instruction parameter.
For a better understanding of how the CPU structures and addresses the memory areas, the
following paragraphs explain the "absolute" addressing that is referenced by the PLC tags.
The CPU provides several options for storing data during the execution of the user program:
● Global memory: The CPU provides a variety of specialized memory areas, including
inputs (I), outputs (Q) and bit memory (M). This memory is accessible by all code blocks
without restriction
● PLC tag table: You can enter symbolic names in the STEP 7 PLC tag table for specific
memory locations. These tags are global to the STEP 7 program and allow programming
with names that are meaningful for your application.
● Data block (DB): You can include DBs in your user program to store data for the code
blocks. The data stored persists when the execution of the associated code block comes
to an end. A "global" DB stores data that can be used by all code blocks, while an
instance DB stores data for a specific FB and is structured by the parameters for the FB.
● Temp memory: Whenever a code block is called, the operating system of the CPU
allocates the temporary, or local, memory (L) to be used during the execution of the
block. When the execution of the code block finishes, the CPU reallocates the local
memory for the execution of other code blocks.

PLC concepts
4.2 Data storage, memory areas, I/O and addressing
S7-1200 Programmable controller
88 System Manual, 04/2012, A5E02486680-06
Each different memory location has a unique address. Your user program uses these
addresses to access the information in the memory location. References to the input (I) or
output (Q) memory areas, such as I0.3 or Q1.7, access the process image. To immediately
access the physical input or output, append the reference with ":P" (such as I0.3:P, Q1.7:P,
or "Stop:P").
Table 4- 8 Memory areas
Memory area Description Force Retentive
Copied from physical inputs at the beginning of the scan
cycle
No No I
Process image input
I_:P 1
(Physical input)
Immediate read of the physical input points on the CPU,
SB, and SM
Yes No
Copied to physical outputs at the beginning of the scan
cycle
No No Q
Process image output
Q_:P 1
(Physical output)
Immediate write to the physical output points on the
CPU, SB, and SM
Yes No
M
Bit memory
Control and data memory No Yes
(optional)
L
Temp memory
Temporary data for a block local to that block No No
DB
Data block
Data memory and also parameter memory for FBs No Yes
(optional)
1 To immediately access (read or write) the physical inputs and physical outputs, append a ":P" to the address or tag
(such as I0.3:P, Q1.7:P, or "Stop:P").
Each different memory location has a unique address. Your user program uses these
addresses to access the information in the memory location. The absolute address consists
of the following elements:
● Memory area identifier (such as I, Q, or M)
● Size of the data to be accessed ("B' for Byte, "W" for Word, or "D" for DWord)
● Starting address of the data (such as byte 3 or word 3)
When accessing a bit in the address for a Boolean value, you do not enter a mnemonic for
the size. You enter only the memory area, the byte location, and the bit location for the data
(such as I0.0, Q0.1, or M3.4).

PLC concepts
4.2 Data storage, memory areas, I/O and addressing
S7-1200 Programmable controller
System Manual, 04/2012, A5E02486680-06 89
0
࿆࿇࿈࿉
࿊
࿋
A Memory area identifier E Bytes of the memory area
B Byte address: byte 3 F Bits of the selected byte
C Separator ("byte.bit")
D Bit location of the byte (bit 4 of 8)
In the example, the memory area and byte address (M = bit memory area, and 3 = Byte 3)
are followed by a period (".") to separate the bit address (bit 4).
Accessing the data in the memory areas of the CPU
STEP 7 facilitates symbolic programming. Typically, tags are created either in PLC tags, a
data block, or in the interface at the top of an OB, FC, or FB. These tags include a name,
data type, offset, and comment. Additionally, in a data block, a start value can be specified.
You can use these tags when programming by entering the tag name at the instruction
parameter. Optionally you can enter the absolute operand (memory area, size and offset) at
the instruction parameter. The examples in the following sections show how to enter
absolute operands. The % character is inserted automatically in front of the absolute
operand by the program editor. You can toggle the view in the program editor to one of
these: symbolic, symbolic and absolute, or absolute.
I (process image input): The CPU samples the peripheral (physical) input points just prior to
the cyclic OB execution of each scan cycle and writes these values to the input process
image. You can access the input process image as bits, bytes, words, or double words. Both
read and write access is permitted, but typically, process image inputs are only read.
Table 4- 9 Absolute addressing for I memory
Bit I[byte address].[bit address] I0.1
Byte, Word, or Double Word I[size][starting byte address] IB4, IW5, or ID12
By appending a ":P" to the address, you can immediately read the digital and analog inputs
of the CPU, SB or SM. The difference between an access using I_:P instead of I is that the
data comes directly from the points being accessed rather than from the input process
image. This I_:P access is referred to as an "immediate read" access because the data is
retrieved immediately from the source instead of from a copy that was made the last time the
input process image was updated.
Because the physical input points receive their values directly from the field devices
connected to these points, writing to these points is prohibited. That is, I_:P accesses are
read-only, as opposed to I accesses which can be read or write.

PLC concepts
4.2 Data storage, memory areas, I/O and addressing
S7-1200 Programmable controller
90 System Manual, 04/2012, A5E02486680-06
I_:P accesses are also restricted to the size of inputs supported by a single CPU, SB, or SM,
rounded up to the nearest byte. For example, if the inputs of a 2 DI / 2 DQ SB are configured
to start at I4.0, then the input points can be accessed as I4.0:P and I4.1:P or as IB4:P.
Accesses to I4.2:P through I4.7:P are not rejected, but make no sense since these points are
not used. Accesses to IW4:P and ID4:P are prohibited since they exceed the byte offset
associated with the SB.
Accesses using I_:P do not affect the corresponding value stored in the input process image.
Table 4- 10 Absolute addressing for I memory (immediate)
Bit I[byte address].[bit address]:P I0.1:P
Byte, Word, or Double word I[size][starting byte address]:P IB4:P, IW5:P, or ID12:P
Q (process image output): The CPU copies the values stored in the output process image to
the physical output points. You can access the output process image in bits, bytes, words, or
double words. Both read and write access is permitted for process image outputs.
Table 4- 11 Absolute addressing for Q memory
Bit Q[byte address].[bit address] Q1.1
Byte, Word, or Double word Q[size][starting byte address] QB5, QW10, QD40
By appending a ":P" to the address, you can immediately write to the physical digital and
analog outputs of the CPU, SB or SM. The difference between an access using Q_:P instead
of Q is that the data goes directly to the points being accessed in addition to the output
process image (writes to both places). This Q_:P access is sometimes referred to as an
"immediate write" access because the data is sent immediately to the target point; the target
point does not have to wait for the next update from the output process image.
Because the physical output points directly control field devices that are connected to these
points, reading from these points is prohibited. That is, Q_:P accesses are write-only, as
opposed to Q accesses which can be read or write.
Q_:P accesses are also restricted to the size of outputs supported by a single CPU, SB, or
SM, rounded up to the nearest byte. For example, if the outputs of a 2 DI / 2 DQ SB are
configured to start at Q4.0, then the output points can be accessed as Q4.0:P and Q4.1:P or
as QB4:P. Accesses to Q4.2:P through Q4.7:P are not rejected, but make no sense since
these points are not used. Accesses to QW4:P and QD4:P are prohibited since they exceed
the byte offset associated with the SB.
Accesses using Q_:P affect both the physical output as well as the corresponding value
stored in the output process image.
Table 4- 12 Absolute addressing for Q memory (immediate)
Bit Q[byte address].[bit address]:P Q1.1:P
Byte, Word, or Double word Q[size][starting byte address]:P QB5:P, QW10:P or QD40:P
M (bit memory area): Use the bit memory area (M memory) for both control relays and data
to store the intermediate status of an operation or other control information. You can access
the bit memory area in bits, bytes, words, or double words. Both read and write access is
permitted for M memory.

PLC concepts
4.2 Data storage, memory areas, I/O and addressing
S7-1200 Programmable controller
System Manual, 04/2012, A5E02486680-06 91
Table 4- 13 Absolute addressing for M memory
Bit M[byte address].[bit address] M26.7
Byte, Word, or Double Word M[size][starting byte address] MB20, MW30, MD50
Temp (temporary memory): The CPU allocates the temp memory on an as-needed basis.
The CPU allocates the temp memory for the code block at the time when the code block is
started (for an OB) or is called (for an FC or FB). The allocation of temp memory for a code
block might reuse the same temp memory locations previously used by a different OB, FC or
FB. The CPU does not initialize the temp memory at the time of allocation and therefore the
temp memory might contain any value.
Temp memory is similar to M memory with one major exception: M memory has a "global"
scope, and temp memory has a "local" scope:
● M memory: Any OB, FC, or FB can access the data in M memory, meaning that the data
is available globally for all of the elements of the user program.
● Temp memory: Access to the data in temp memory is restricted to the OB, FC, or FB that
created or declared the temp memory location. Temp memory locations remain local and
are not shared by different code blocks, even when the code block calls another code
block. For example: When an OB calls an FC, the FC cannot access the temp memory of
the OB that called it.
The CPU provides temp (local) memory for each of the three OB priority groups:
● 16 Kbytes for startup and program cycle, including associated FBs and FCs
● 4 Kbytes for standard interrupt events including FBs and FCs
● 4 Kbytes for error interrupt events including FBs and FCs
You access temp memory by symbolic addressing only.
DB (data block): Use the DB memory for storing various types of data, including intermediate
status of an operation or other control information parameters for FBs, and data structures
required for many instructions such as timers and counters. You can access data block
memory in bits, bytes, words, or double words. Both read and write access is permitted for
read/write data blocks. Only read access is permitted for read-only data blocks.
Table 4- 14 Absolute addressing for DB memory
Bit DB[data block number].DBX[byte
address].[bit address]
DB1.DBX2.3
Byte, Word, or Double
Word
DB[data block number].DB [size][starting
byte address]
DB1.DBB4, DB10.DBW2,
DB20.DBD8
Note
When you specify an absolute address, STEP 7 precedes this address with a "%" character
to indicate that it is an absolute address. While programming, you can enter an absolute
address either with or without the "%" character (for example %I0.0 or I.0). If omitted,
STEP 7 supplies the "%" character.

PLC concepts
4.3 Processing of analog values
S7-1200 Programmable controller
92 System Manual, 04/2012, A5E02486680-06
Configuring the I/O in the CPU and I/O modules
When you add a CPU and I/O modules to your
configuration screen, I and Q addresses are
automatically assigned. You can change the
default addressing by selecting the address field in
the configuration screen and typing new numbers.
Digital inputs and outputs are assigned in
groups of 8 points (1 byte), whether the module
uses all the points or not.
Analog inputs and outputs are assigned in
groups of 2 points (4 bytes).
The figure shows an example of a CPU 1214C with two SMs and one SB. In this example,
you could change the address of the DI8 module to 2 instead of 8. The tool will assist you by
changing address ranges that are the wrong size or conflict with other addresses.
4.3 Processing of analog values
Analog signal modules provide input signals or expect output values that represent either a
voltage range or a current range. These ranges are ±10V, ±5V, ±2.5V, or 0 - 20mA. The
values returned by the modules are integer values where 0 to 27648 represents the rated
range for current, and -27648 to 27648 for voltage. Anything outside the range represents
either an overflow or underflow. See the tables for analog input representation (Page 770)
and analog output representation (Page 771) for details.
In your control program, you probably need to use these values in engineering units, for
example to represent a volume, temperature, weight or other quantitative value. To do this
for an analog input, you must first normalize the analog value to a real (floating point) value
from 0.0 to 1.0. Then you must scale it to the minimum and maximum values of the
engineering units that it represents. For values that are in engineering units that you need to
convert to an analog output value, you first normalize the value in engineering units to a
value between 0.0 and 1.0, and then scale it between 0 and 27648 or -27648 to 27648,
depending on the range of the analog module. STEP 7 provides the NORM_X and SCALE_X
instructions (Page 219) for this purpose. You can also use the CALCULATE instruction
(Page 198) to scale the analog values (Page 33).

PLC concepts
4.4 Data types
S7-1200 Programmable controller
System Manual, 04/2012, A5E02486680-06 93
4.4 Data types
Data types are used to specify both the size of a data element as well as how the data are to
be interpreted. Each instruction parameter supports at least one data type, and some
parameters support multiple data types. Hold the cursor over the parameter field of an
instruction to see which data types are supported for a given parameter.
A formal parameter is the identifier on an instruction that marks the location of data to be
used by that instruction (example: the IN1 input of an ADD instruction). An actual parameter
is the memory location (preceded by a "%" character) or constant containing the data to be
used by the instruction (example %MD400 "Number_of_Widgets"). The data type of the
actual parameter specified by you must match one of the supported data types of the formal
parameter specified by the instruction.
When specifying an actual parameter, you must specify either a tag (symbol) or an absolute
(direct) memory address. Tags associate a symbolic name (tag name) with a data type,
memory area, memory offset, and comment, and can be created either in the PLC tags
editor or in the Interface editor for a block (OB, FC, FB and DB). If you enter an absolute
address that has no associated tag, you must use an appropriate size that matches a
supported data type, and a default tag will be created upon entry.
All data types except String are available in the PLC tags editor and the block Interface
editors. String is available only in the block Interface editors. You can also enter a constant
value for many of the input parameters.
● Bit and Bit sequences (Page 94): Bool (Boolean or bit value), Byte (8-bit byte value),
Word (16-bit value), DWord (32-bit double-word value)
● Integer (Page 95)
– USInt (unsigned 8-bit integer), SInt (signed 8-bit integer),
– UInt (unsigned 16-bit integer), Int (signed 16-bit integer)
– UDInt (unsigned 32-bit integer), DInt (signed 32-bit integer)
● Floating-point Real (Page 95): Real (32-bit Real or floating-point value), LReal (64-bit
Real or floating-point value)
● Time and Date (Page 96): Time (32-bit IEC time value), Date (16-bit date value), TOD
(32-bit time-off-day value), DT (64-bit date-and-time value)
● Character and String (Page 97): Char (8-bit single character), String (variable-length
string of up to 254 characters)
● Array (Page 99)
● Data structure (Page 100): Struct
● PLC Data type (Page 100)
● Pointers (Page 101): Pointer, Any, Variant
Although not available as data types, the following BCD numeric format is supported by the
conversion instructions.

PLC concepts
4.4 Data types
S7-1200 Programmable controller
94 System Manual, 04/2012, A5E02486680-06
Table 4- 15 Size and range of the BCD format
Format Size (bits) Numeric Range Constant Entry Examples
BCD16 16 -999 to 999 123, -123
BCD32 32 -9999999 to 9999999 1234567, -1234567
4.4.1 Bool, Byte, Word, and DWord data types
Table 4- 16 Bit and bit sequence data types
Data
type
Bit
size
Number
type
Number
range
Constant
examples
Address
examples
Boolean FALSE or TRUE TRUE, 1,
Binary 0 or 1 0, 2#0
Octal 8#0 or 8#1 8#1
Bool 1
Hexadecimal 16#0 or 16#1 16#1
I1.0
Q0.1
M50.7
DB1.DBX2.3
Tag_name
Binary 2#0 to 2#11111111 2#00001111
Unsigned integer 0 to 255 15
Octal 8#0 to 8#377 8#17
Byte 8
Hexadecimal B#16#0 to B#16#FF B#16#F, 16#F
IB2
MB10
DB1.DBB4
Tag_name
Binary 2#0 to 2#1111111111111111 2#1111000011110000
Unsigned integer 0 to 65535 61680
Octal 8#0 to 8#177777 8#170360
Word 16
Hexadecimal W#16#0 to W#16#FFFF,
16#0 to 16#FFFF
W#16#F0F0, 16#F0F0
MW10
DB1.DBW2
Tag_name
Binary 2#0 to
2#111111111111111111111111
11111111
2#111100001111111100
001111
Unsigned integer 0 to 4294967295 15793935
Octal 8#0 to 8#37777777777 8#74177417
DWord 32
Hexadecimal DW#16#0000_0000 to
DW#16#FFFF_FFFF,
16#0000_0000 to
16#FFFF_FFFF
DW#16#F0FF0F,
16#F0FF0F
MD10
DB1.DBD8
Tag_name

PLC concepts
4.4 Data types
S7-1200 Programmable controller
System Manual, 04/2012, A5E02486680-06 95
4.4.2 Integer data types
Table 4- 17 Integer data types (U = unsigned, S = short, D= double)
Data type Bit size Number Range Constant examples Address
examples
USInt 8 0 to 255 78, 2#01001110
SInt 8 -128 to 127 +50, 16#50
MB0, DB1.DBB4,
Tag_name
UInt 16 0 to 65,535 65295, 0
Int 16 -32,768 to 32,767 30000, +30000
MW2, DB1.DBW2,
Tag_name
UDInt 32 0 to 4,294,967,295 4042322160
DInt 32 -2,147,483,648 to
2,147,483,647
-2131754992
MD6, DB1.DBD8,
Tag_name
4.4.3 Floating-point real data types
Real (or floating-point) numbers are represented as 32-bit single-precision numbers (Real),
or 64-bit double-precision numbers (LReal) as described in the ANSI/IEEE 754-1985
standard. Single-precision floating-point numbers are accurate up to 6 significant digits and
double-precision floating point numbers are accurate up to 15 significant digits. You can
specify a maximum of 6 significant digits (Real) or 15 (LReal) when entering a floating-point
constant to maintain precision.
Table 4- 18 Floating-point real data types (L=Long)
Data type Bit size Number range Constant Examples Address examples
Real 32 -3.402823e+38 to -1.175 495e-38,
±0,
+1.175 495e-38 to +3.402823e+38
123.456, -3.4, 1.0e-5 MD100, DB1.DBD8,
Tag_name
LReal 64 -1.7976931348623158e+308 to
-2.2250738585072014e-308,
±0,
+2.2250738585072014e-308 to
+1.7976931348623158e+308
12345.123456789e40,
1.2E+40
DB_name.var_name
Rules:
No direct addressing
support
Can be assigned in an
OB, FB, or FC block
interface table
Calculations that involve a long series of values including very large and very small numbers
can produce inaccurate results. This can occur if the numbers differ by 10 to the power of x,
where x > 6 (Real), or 15 (LReal). For example (Real): 100 000 000 + 1 = 100 000 000.

PLC concepts
4.4 Data types
S7-1200 Programmable controller
96 System Manual, 04/2012, A5E02486680-06
4.4.4 Time and Date data types
Table 4- 19 Time and date data types
Data type Size Range Constant Entry Examples
Time 32 bits T#-24d_20h_31m_23s_648ms to
T#24d_20h_31m_23s_647ms
Stored as: -2,147,483,648 ms to +2,147,483,647
ms
T#5m_30s
T#1d_2h_15m_30s_45ms
TIME#10d20h30m20s630ms
500h10000ms
10d20h30m20s630ms
Date 16 bits D#1990-1-1 to D#2168-12-31 D#2009-12-31
DATE#2009-12-31
2009-12-31
Time_of_Day 32 bits TOD#0:0:0.0 to TOD#23:59:59.999 TOD#10:20:30.400
TIME_OF_DAY#10:20:30.400
23:10:1
DTL
(Date and Time
Long)
12 bytes Min.: DTL#1970-01-01-00:00:00.0
Max.: DTL#2554-12-31-23:59:59.999 999 999
DTL#2008-12-16-20:30:20.250
Time
TIME data is stored as a signed double integer interpreted as milliseconds. The editor format
can use information for day (d), hours (h), minutes (m), seconds (s) and milliseconds (ms).
It is not necessary to specify all units of time. For example T#5h10s and 500h are valid.
The combined value of all specified unit values cannot exceed the upper or lower limits in
milliseconds for the Time data type (-2,147,483,648 ms to +2,147,483,647 ms).
Date
DATE data is stored as an unsigned integer value which is interpreted as the number of days
added to the base date 01/01/1990, to obtain the specified date. The editor format must
specify a year, month and day.
TOD
TOD (TIME_OF_DAY) data is stored as an unsigned double integer which is interpreted as
the number of milliseconds since midnight for the specified time of day (Midnight = 0 ms).
The hour (24hr/day), minute, and second must be specified. The fractional second
specification is optional.

PLC concepts
4.4 Data types
S7-1200 Programmable controller
System Manual, 04/2012, A5E02486680-06 97
DTL
DTL (Date and Time Long) data type uses a12 byte structure that saves information on date
and time. You can define DTL data in either the Temp memory of a block or in a DB. A value
for all components must be entered in the "Start value" column of the DB editor.
Table 4- 20 Size and range for DTL
Length
(bytes)
Format Value range Example of value input
12 Clock and calendar
Year-Month-Day:Hour:Minute:
Second.Nanoseconds
Min.: DTL#1970-01-01-00:00:00.0
Max.: DTL#2554-12-31-23:59:59.999
999 999
DTL#2008-12-16-20:30:20.250
Each component of the DTL contains a different data type and range of values. The data
type of a specified value must match the data type of the corresponding components.
Table 4- 21 Elements of the DTL structure
Byte Component Data type Value range
0
1
Year UINT 1970 to 2554
2 Month USINT 1 to 12
3 Day USINT 1 to 31
4 Weekday 1 USINT 1(Sunday) to 7(Saturday) 1
5 Hour USINT 0 to 23
6 Minute USINT 0 to 59
7 Second USINT 0 to 59
8
9
10
11
Nanoseconds UDINT 0 to 999 999 999
1 The weekday is not considered in the value entry.
4.4.5 Character and String data types
Table 4- 22 Character and String data types
Data type Size Range Constant Entry Examples
Char 8 bits ASCII character codes: 16#00 to 16#FF 'A', 't', '@'
String n+ 2 bytes n = (0 to 254 character bytes) 'ABC'

PLC concepts
4.4 Data types
S7-1200 Programmable controller
98 System Manual, 04/2012, A5E02486680-06
Char
Char data occupies one byte in memory and stores a single character coded in ASCII
format. The editor syntax uses a single quote character before and after the ASCII character.
Visible characters and control characters can be used. A table of valid control characters is
shown in the description of the String data type.
String
The CPU supports the String data type for storing a sequence of single-byte characters. The
String data type contains a total character count (number of characters in the string) and the
current character count. The String type provides up to 256 bytes for storing the maximum
total character count (1 byte), the current character count (1 byte), and up to 254 characters,
with each character stored in 1 byte.
You can use literal strings (constants) for instruction parameters of type IN using single
quotes. For example, ‘ABC’ is a three-character string that could be used as input for
parameter IN of the S_CONV instruction. You can also create string variables by selecting
data type "String" in the block interface editors for OB, FC, FB, and DB. You cannot create a
string in the PLC tags editor.
You can specify the maximum string size in bytes by entering square brackets after the
keyword "String" (once the data type "String" is selected from a data type drop-list). For
example, "MyString String[10]" would specify a 10-byte maximum size for MyString. If you do
not include the square brackets with a maximum size, then 254 is assumed.
The following example defines a String with maximum character count of 10 and current
character count of 3. This means the String currently contains 3 one-byte characters, but
could be expanded to contain up to 10 one-byte characters.
Table 4- 23 Example of a String data type
Total Character
Count
Current Character
Count
Character 1 Character 2 Character 3 ... Character 10
10 3 'C' (16#43) 'A' (16#41) 'T' (16#54) ... -
Byte 0 Byte 1 Byte 2 Byte 3 Byte 4 ... Byte 11
ASCII control characters can be used in Char and String data. The following table shows
examples of control character syntax.
Table 4- 24 Valid ASCII control characters
Control characters ASCII Hex value Control function Examples
$L or $l 0A Line feed '$LText', '$0AText'
$N or $n 0A and 0D Line break
The new line shows two characters in the
string.
'$NText', '$0A$0DText'
$P or $p 0C Form feed '$PText', '$0CText'
$R or $r 0D Carriage return (CR) '$RText','$0DText'
$T or $t 09 Tab '$TText', '$09Text'

PLC concepts
4.4 Data types
S7-1200 Programmable controller
System Manual, 04/2012, A5E02486680-06 99
Control characters ASCII Hex value Control function Examples
$$ 24 Dollar sign '100$$', '100$24'
$' 27 Single quote '$'Text$'','$27Text$27'
4.4.6 Array data type
Arrays
You can create an array that contains multiple elements of the same data type. Arrays can
be created in the block interface editors for OB, FC, FB, and DB. You cannot create an array
in the PLC tags editor.
To create an array from the block interface editor, name the array and choose data type
"Array [lo .. hi] of type", then edit "lo", "hi", and "type" as follows:
● lo - the starting (lowest) index for your array
● hi - the ending (highest) index for your array
● type - one of the data types, such as BOOL, SINT, UDINT
Table 4- 25 ARRAY data type rules
Data Type Array syntax
Name [index1_min..index1_max, index2_min..index2_max] of <data type>
All array elements must be the same data type.
The index can be negative, but the lower limit must be less than or equal to the upper limit.
Arrays can have one to six dimensions.
Multi-dimensional index min..max declarations are separated by comma characters.
Nested arrays, or arrays of arrays, are not allowed.
The memory size of an array = (size of one element * total number of elements in array)
Array index Valid index data types Array index rules
ARRAY
Constant or
variable
USInt, SInt, UInt, Int, UDInt,
DInt
Value limits: -32768 to +32767
Valid: Mixed constants and variables
Valid: Constant expressions
Not valid: Variable expressions

PLC concepts
4.4 Data types
S7-1200 Programmable controller
100 System Manual, 04/2012, A5E02486680-06
ARRAY[1..20] of REAL One dimension, 20 elements
ARRAY[-5..5] of INT One dimension, 11 elements
Example: array
declarations
ARRAY[1..2, 3..4] of CHAR Two dimensions, 4 elements
ARRAY1[0] ARRAY1 element 0
ARRAY2[1,2] ARRAY2 element [1,2]
Example: array
addresses
ARRAY3[i,j] If i =3 and j=4, then ARRAY3 element
[3, 4] is addressed
4.4.7 Data structure data type
You can use the data type "Struct" to define a structure of data consisting of other data
types. The struct data type can be used to handle a group of related process data as a single
data unit. A Struct data type is named and the internal data structure declared in the data
block editor or a block interface editor.
Arrays and structures can also be assembled into a larger structure. A structure can be
nested up to eight levels deep. For example, you can create a structure of structures that
contain arrays.
A Struct variable begins at an even-byte address and uses the memory to the next word
boundary.
4.4.8 PLC data type
The PLC data type editor lets you define data structures that you can use multiple times in
your program. You create a PLC data type by opening the "PLC data types" branch of the
project tree and double-clicking the "Add new data type" item. On the newly created PLC
data type item, use two single-clicks to rename the default name and double-click to open
the PLC data type editor.
You create a custom PLC data type structure using the same editing methods that are used
in the data block editor. Add new rows for any data types that are necessary to create the
data structure that you want.
If a new PLC data type is created, then the new PLC type name will appear in the data type
selector drop drop-lists in the DB editor and code block interface editor.
Potential uses of PLC data types:
● PLC data types can be used directly as a data type in a code block interface or in data
blocks.
● PLC data types can be used as a template for the creation of multiple global data blocks
that use the same data structure.
For example, a PLC data type could be a recipe for mixing colors. You can then assign this
PLC data type to multiple data blocks. Each data block can then have the variables adjusted
to create a specific color.

PLC concepts
4.4 Data types
S7-1200 Programmable controller
System Manual, 04/2012, A5E02486680-06 101
4.4.9 Pointer data types
The pointer data types (Pointer, Any, and Variant) can be used in the block interface tables
for FB and FC code blocks. You can select a pointer data type from the block interface data
type drop-lists.
The Variant data type is also used for instruction parameters.
4.4.9.1 "Pointer" pointer data type
The data type Pointer points to a particular variable. It occupies 6 bytes (48 bits) in memory
and can include the following information:
● DB number or 0 if the data is not stored in a DB
● Storage area in the CPU
● Variable address
0HPRU\DUHD
%\WH
%\WH
%\WH
%\WH
%\WH
%\WH
'%QXPEHURU
3RLQWHUIRUPDW
EEE
EEEEEEEEEEEEE
E E\WHDGGUHVV [ ELWDGGUHVV
%LW
%LW
[[[
Depending on the instruction, you can declare the following three types of pointers:
● Area-internal pointer: contains data on the address of a variable
● Area-crossing pointer: contains data on the memory area and the address of a variable
● DB-pointer: contains a data block number and the address of a variable
Table 4- 26 Pointer types:
Type Format Example entry
Area-internal pointer P#Byte.Bit P#20.0
Area-crossing pointer P#Memory_area_Byte.Bit P#M20.0
DB-pointer P#Data_block.Data_element P#DB10.DBX20.0
You can enter a parameter of type Pointer without the prefix (P #). Your entry will be
automatically converted to the pointer format.

PLC concepts
4.4 Data types
S7-1200 Programmable controller
102 System Manual, 04/2012, A5E02486680-06
Table 4- 27 Memory area encoding in the Pointer data:
Hexadecimal code Data type Description
b#16#81 I Input memory area
b#16#82 Q Output memory area
b#16#83 M Marker memory area
b#16#84 DBX Data block
b#16#85 DIX Instance data block
b#16#86 L Local data
b#16#87 V Previous local data
4.4.9.2 "Any" pointer data type
The pointer data type ANY ("Any") points to the beginning of a data area and specifies its
length. The ANY pointer uses 10 bytes in memory and can include the following information:
● Data type: Data type of the data elements
● Repeat factor: Number of data elements
● DB Number: Data block in which data elements are stored
● Storage area: Memory area of the CPU, in which the data elements are stored
● Start address: "Byte.Bit" starting address of the data
The following image shows the structure of the ANY pointer:
0HPRU\DUHD
5HSHDWIDFWRU
%\WH
%\WH
%\WH
%\WH
%\WH
%\WH
%\WH
%\WH
%\WH
%\WH
'%1XPEHURU
'DWDW\SH
KIRU6
EEE
EEEEEEEEEEEEE
E %\WHDGUHVV [ %LWDGUHVV
%LW %LW
[[[
A pointer can not detect ANY structures. It can only be assigned to local variables.
Table 4- 28 Format and examples of the ANY pointer:
Format Entry example Description
P#Data_block.Memory_area
Data_address Type Number
P#DB 11.DBX 20.0 INT 10 10 words in global DB 11
starting from DBB 20.0
P#M 20.0 BYTE 10 10 bytes starting from MB 20.0 P#Memory_area Data_address
Type Number P#I 1.0 BOOL 1 Input I1.0

PLC concepts
4.4 Data types
S7-1200 Programmable controller
System Manual, 04/2012, A5E02486680-06 103
Table 4- 29 Data type encoding in the ANY pointer
Hexadecimal code Data type Description
b#16#00 Null Null pointer
b#16#01 Bool Bits
b#16#02 Byte Bytes, 8 Bits
b#16#03 Char 8-bit character
b#16#04 Word 16-bit-word
b#16#05 Int 16-bit-integer
b#16#37 SInt 8-bit-integer
b#16#35 UInt 16-bit unsigned integer
b#16#34 USInt 8-bit unsigned integer
b#16#06 DWord 32-bit double word
b#16#07 DInt 32-bit double integer
b#16#36 UDInt 32-bit-unsigned double integer
b#16#08 Real 32-Bit floating point
b#16#0B Time Time
b#16#13 String Character string
Table 4- 30 Memory area encoding in the ANY pointer:
Hexadecimal code Memory area Description
b#16#81 I Input memory area
b#16#82 Q Output memory area
b#16#83 M Marker memory area
b#16#84 DBX Data block
b#16#85 DIX Instance data block
b#16#86 L Local data
b#16#87 V Previous local data
4.4.9.3 "Variant" pointer data type
The data type Variant is can point to variables of different data types or parameters. The
Variant pointer can point to structures and individual structural components. The Variant
pointer does not occupy any space in memory.
Table 4- 31 Properties of the Variant pointer
Length
(Byte)
Representation Format Example entry
Operand MyTag Symbolic
DB_name.Struct_name.element_name MyDB.Struct1.pressure1
Operand %MW10
0
Absolute
DB_number.Operand Type Length P#DB10.DBX10.0 INT 12

PLC concepts
4.4 Data types
S7-1200 Programmable controller
104 System Manual, 04/2012, A5E02486680-06
4.4.10 Accessing a "slice" of a tagged data type
PLC tags and data block tags can be accessed at the bit, byte, or word level depending on
their size. The syntax for accessing such a data slice is as follows:
● "<PLC tag name>".xn (bit access)
● "<PLC tag name>".bn (byte access)
● "<PLC tag name>".wn (word access)
● "<Data block name>".<tag name>.xn (bit access)
● "<Data block name>".<tag name>.bn (byte access)
● "<Data block name>".<tag name>.wn (word access)
A double word-sized tag can be accessed by bits 0 - 31, bytes 0 - 3, or word 0 - 1. A word-
sized tag can be accessed by bits 0 - 15, bytes 0 - 2, or word 0. A byte-sized tag can be
accessed by bits 0 - 8, or byte 0. Bit, byte, and word slices can be used anywhere that bits,
bytes, or words are expected operands.
Note
Valid data types that can be accessed by slice are Byte, Char, Conn_Any, Date, DInt,
DWord, Event_Any, Event_Att, Hw_Any, Hw_Device, HW_Interface, Hw_Io, Hw_Pwm,
Hw_SubModule, Int, OB_Any, OB_Att, OB_Cyclic, OB_Delay, OB_WHINT, OB_PCYCLE,
OB_STARTUP, OB_TIMEERROR, OB_Tod, Port, Rtm, SInt, Time, Time_Of_Day, UDInt,
UInt, USInt, and Word. PLC Tags of type Real can be accessed by slice, but data block tags
of type Real cannot.

PLC concepts
4.4 Data types
S7-1200 Programmable controller
System Manual, 04/2012, A5E02486680-06 105
Examples
In the PLC tag table, "DW" is a declared tag of type DWORD. The examples show bit, byte,
and word slice access:
LAD FBD SCL
Bit access
IF "DW".x11 THEN
...
END_IF;
Byte access
IF "DW".b2 = "DW".b3
THEN
...
END_IF;
Word access
out:= "DW".w0 AND
"DW".w1;
See also
SCL (Page 156)
4.4.11 Accessing a tag with an AT overlay
The AT tag overlay allows you to access an already-declared tag of a standard access block
with an overlaid declaration of a different data type. You can, for example, address the
individual bits of a tag of a Byte, Word, or DWord data type with an Array of Bool.
Declaration
To overlay a parameter, declare an additional parameter directly after the parameter that is
to be overlaid and select the data type "AT". The editor creates the overlay, and you can
then choose the data type, struct, or array that you wish to use for the overlay.

PLC concepts
4.4 Data types
S7-1200 Programmable controller
106 System Manual, 04/2012, A5E02486680-06
Example
This example shows the input parameters of a standard-access FB. The byte tag B1 is
overlaid with an array of Booleans:
Table 4- 32 Overlay of a byte with a Boolean array
7 6 5 4 3 2 1 0
AT[0] AT[1] AT[2] AT[3] AT[4] AT[5] AT[6] AT[7]
Another example is a DWord tag overlaid with a Struct:
The overlay types can be addressed directly in the program logic:
LAD FBD SCL
IF #AT[1] THEN
...
END_IF;
IF (#DW1_Struct.S1 =
W#16#000C) THEN
...
END_IF;
out1 := #DW1_Struct.S2;
Rules
● Overlaying of tags is only possible in FB and FC blocks with standard access.
● You can overlay parameters for all block types and all declaration sections.

PLC concepts
4.5 Using a memory card
S7-1200 Programmable controller
System Manual, 04/2012, A5E02486680-06 107
● An overlaid parameter can be used like any other block parameter.
● You cannot overlay parameters of type VARIANT.
● The size of the overlaying parameter must be less than or equal to the size of the overlaid
parameter.
● The overlaying variable must be declared immediately after the variable that it overlays
and identified with the keyword "AT".
See also
SCL (Page 156)
4.5 Using a memory card
NOTICE
The CPU supports only the pre-formatted SIMATIC memory card (Page 826).
Before you copy any program to the formatted memory card, delete any previously saved
program from the memory card.
Use the memory card either as a transfer card or as a program card. Any program that you
copy to the memory card contains all of the code blocks and data blocks, any technology
objects, and the device configuration. A copied program does not contain force values.
● Use a transfer card (Page 110) to copy a program to the internal load memory of the CPU
without using STEP 7. After you insert the transfer card, the CPU first erases the user
program and any force values from the internal load memory, and then copies the
program from the transfer card to the internal load memory. When the transfer process is
complete, you must remove the transfer card.
You can use an empty transfer card to access a password-protected CPU when the
password has been lost or forgotten (Page 118). Inserting the empty transfer card deletes
the password-protected program in the internal load memory of the CPU. You can then
download a new program to the CPU.
● Use a program card (Page 112) as external load memory for the CPU. Inserting a
program card in the CPU erases all of the CPU internal load memory (the user program
and any force values). The CPU then executes the program in external load memory (the
program card). Downloading to a CPU that has a program card updates only the external
load memory (the program card).
Because the internal load memory of the CPU was erased when you inserted the
program card, the program card must remain in the CPU. If you remove the program
card, the CPU goes to STOP mode. (The error LED flashes to indicate that program card
has been removed.)

PLC concepts
4.5 Using a memory card
S7-1200 Programmable controller
108 System Manual, 04/2012, A5E02486680-06
The copied program on a memory card includes the code blocks, the data blocks, the
technology objects, and the device configuration. The memory card does not contain any
force values. The force values are not part of the program, but are stored in the load
memory, whether the internal load memory of the CPU, or the external load memory (a
program card). If a program card is inserted in the CPU, STEP 7 then applies the force
values only to the external load memory on the program card.
You also use a memory card when downloading firmware updates (Page 115).
4.5.1 Inserting a memory card in the CPU
CAUTION
Electrostatic discharge can damage the memory card or the receptacle on the CPU.
Make contact with a grounded conductive pad and/or wear a grounded wrist strap when
you handle the memory card. Store the memory card in a conductive container.
Check that the memory card is not write-protected. Slide the protection
switch away from the "Lock" position.
CAUTION
If you insert a memory card (whether configured as a program or transfer card) into a
running CPU, the CPU goes immediately to STOP mode, which might result in damage to
the equipment or to the process being controlled. Before inserting or removing a memory
card, always ensure that the CPU is not actively controlling a machine or process. Always
install an emergency stop circuit for your application or process.
Note
If you insert a memory card with the CPU in STOP mode, the diagnostic buffer displays a
message that the memory card evaluation has been initiated. The CPU will evaluate the
memory card the next time you either change the CPU to RUN mode, reset the CPU
memory with an MRES, or power-cycle the CPU.

PLC concepts
4.5 Using a memory card
S7-1200 Programmable controller
System Manual, 04/2012, A5E02486680-06 109
To insert a memory card, open the top
CPU door and insert the memory card in
the slot. A push-push type connector
allows for easy insertion and removal.
The memory card is keyed for proper
installation.

PLC concepts
4.5 Using a memory card
S7-1200 Programmable controller
110 System Manual, 04/2012, A5E02486680-06
4.5.2 Configuring the startup parameter of the CPU before copying the project to the
memory card
When you copy a program to a transfer card or a program card, the program includes the
startup parameter for the CPU. Before copying the program to the memory card, always
ensure that you have configured the operating mode for the CPU following a power-cycle.
Select whether the CPU starts in STOP mode, RUN mode, or in the previous mode (prior to
the power cycle).
4.5.3 Transfer card
CAUTION
Electrostatic discharge can damage the memory card or the receptacle on the CPU.
Make contact with a grounded conductive pad and/or wear a grounded wrist strap
whenever you handle the memory card. Store the memory card in a conductive container.
Creating a transfer card
Always remember to configure the startup parameter of the CPU (Page 110) before copying
a program to the transfer card. To create a transfer card, follow these steps:
1. Insert a blank SIMATIC memory card into an SD card reader/writer attached to your
computer.
If you are reusing a SIMATIC memory card that contains a user program or a firmware
update, you must delete the program files before reusing the card. Use Windows Explorer
to display the contents of the memory card and delete the "S7_JOB.S7S" file and also
delete any existing "Data Logs" folders and directory folder (such as "SIMATIC.S7S" or
"FWUPDATE.S7S").
2. In the Project tree (Project view), expand the "SIMATIC Card Reader" folder and select
your card reader.
3. Display the "Memory card" dialog by right-clicking the drive letter corresponding to the
memory card in the card reader and selecting "Properties" from the context menu.

PLC concepts
4.5 Using a memory card
S7-1200 Programmable controller
System Manual, 04/2012, A5E02486680-06 111
4. In the "Memory card" dialog, select "Transfer" from the "Card type" drop-down menu.
At this point, STEP 7 creates the empty transfer card. If you are creating an empty
transfer card, such as to recover from a lost CPU password (Page 118), remove the
transfer card from the card reader.
5. Add the program by selecting the CPU device (such as PLC_1 [CPU 1214 DC/DC/DC]) in
the Project tree and dragging the CPU device to the memory card. (Another method is to
copy the CPU device and paste it to the memory card.) Copying the CPU device to the
memory card opens the "Load preview" dialog.
6. In the "Load preview" dialog, click the "Load" button to copy the CPU device to the
memory card.
7. When the dialog displays a message that the CPU device (program) has been loaded
without errors, click the "Finish" button.
Using a transfer card
WARNING
Verify that the CPU is not actively running a process before inserting the memory card.
Inserting a memory card will cause the CPU to go to STOP mode, which could affect the
operation of an online process or machine. Unexpected operation of a process or machine
could result in death or injury to personnel and/or property damage.
Before inserting a memory card, always ensure that the CPU is offline and in a safe state.
To transfer the program to a CPU, follow these steps:
1. Insert the transfer card into the CPU (Page 108). If the CPU is in RUN, the CPU will go to
STOP mode. The maintenance (MAINT) LED flashes to indicate that the memory card
needs to be evaluated.
2. Power-cycle the CPU to evaluate the memory card. Alternative methods for rebooting the
CPU are to perform either a STOP-to-RUN transition or a memory reset (MRES) from
STEP 7.

PLC concepts
4.5 Using a memory card
S7-1200 Programmable controller
112 System Manual, 04/2012, A5E02486680-06
3. After the rebooting and evaluating the memory card, the CPU copies the program to the
internal load memory of the CPU.
The RUN/STOP LED alternately flashes green and yellow to indicate that the program is
being copied. When the RUN/STOP LED turns on (solid yellow) and the MAINT LED
flashes, the copy process has finished. You can then remove the memory card.
4. Reboot the CPU (either by restoring power or by the alternative methods for rebooting) to
evaluate the new program that was transferred to internal load memory.
The CPU then goes to the start-up mode (RUN or STOP) that you configured for the project.
Note
You must remove the transfer card before setting the CPU to RUN mode.
4.5.4 Program card
CAUTION
Electrostatic discharge can damage the memory card or the receptacle on the CPU.
Make contact with a grounded conductive pad and/or wear a grounded wrist strap when
you handle the memory card. Store the memory card in a conductive container.
Check that the memory card is not write-protected. Slide the protection
switch away from the "Lock" position.
Before you copy any program elements to the program card, delete any
previously saved programs from the memory card.

PLC concepts
4.5 Using a memory card
S7-1200 Programmable controller
System Manual, 04/2012, A5E02486680-06 113
Creating a program card
When used as a program card, the memory card is the external load memory of the CPU. If
you remove the program card, the internal load memory of the CPU is empty.
Note
If you insert a blank memory card into the CPU and perform a memory card evaluation by
either power cycling the CPU, performing a STOP to RUN transition, or performing a
memory reset (MRES), the program and force values in internal load memory of the CPU are
copied to the memory card. (The memory card is now a program card.) After the copy has
been completed, the program in internal load memory of the CPU is then erased. The CPU
then goes to the configured startup mode (RUN or STOP).
Always remember to configure the startup parameter of the CPU (Page 110) before copying
a project to the program card. To create a program card, follow these steps:
1. Insert a blank SIMATIC memory card into an SD card reader/writer attached to your
computer.
If you are reusing a SIMATIC memory card that contains a user program or a firmware
update, you must delete the program files before reusing the card. Use Windows Explorer
to display the contents of the memory card and delete the "S7_JOB.S7S" file and also
delete any existing "Data Logs" folders and any directory folder (such as "SIMATIC.S7S"
or "FWUPDATE.S7S").
2. In the Project tree (Project view), expand the "SIMATIC Card Reader" folder and select
your card reader.
3. Display the "Memory card" dialog by right-clicking the drive letter corresponding to the
memory card in the card reader and selecting "Properties" from the context menu.
4. In the "Memory card" dialog, select "Program" from the drop-down menu.
5. Add the program by selecting the CPU device (such as PLC_1 [CPU 1214 DC/DC/DC]) in
the Project tree and dragging the CPU device to the memory card. (Another method is to
copy the CPU device and paste it to the memory card.) Copying the CPU device to the
memory card opens the "Load preview" dialog.

PLC concepts
4.5 Using a memory card
S7-1200 Programmable controller
114 System Manual, 04/2012, A5E02486680-06
6. In the "Load preview" dialog, click the "Load" button to copy the CPU device to the
memory card.
7. When the dialog displays a message that the CPU device (program) has been loaded
without errors, click the "Finish" button.
Using a program card as the load memory for your CPU
WARNING
Verify that the CPU is not actively running a process before inserting the memory card.
Inserting a memory card will cause the CPU to go to STOP mode, which could affect the
operation of an online process or machine. Unexpected operation of a process or machine
could result in death or injury to personnel and/or property damage.
Before inserting a memory card, always ensure that the CPU is offline and in a safe state.
To use a program card with your CPU, follow these steps:
1. Insert the program card into the CPU. If the CPU is in RUN mode, the CPU goes to STOP
mode. The maintenance (MAINT) LED flashes to indicate that the memory card needs to
be evaluated.
2. Power-cycle the CPU to evaluate the memory card. Alternative methods for rebooting the
CPU are to perform either a STOP-to-RUN transition or a memory reset (MRES) from
STEP 7.
3. After the CPU reboots and evaluates the program card, the CPU erases the internal load
memory of the CPU.
The CPU then goes to the start-up mode (RUN or STOP) that you configured for the CPU.
The program card must remain in the CPU. Removing the program card leaves the CPU with
no program in internal load memory.
WARNING
If you remove the program card, the CPU loses its external load memory and generates an
error. The CPU goes to STOP mode and flashes the error LED.
Control devices can fail in an unsafe condition, resulting in unexpected operation of
controlled equipment. Such unexpected operations could result in death or serious injury to
personnel, and/or damage to equipment.

PLC concepts
4.5 Using a memory card
S7-1200 Programmable controller
System Manual, 04/2012, A5E02486680-06 115
4.5.5 Firmware update
CAUTION
Electrostatic discharge can damage the memory card or the receptacle on the CPU.
Make contact with a grounded conductive pad and/or wear a grounded wrist strap
whenever you handle the memory card. Store the memory card in a conductive container.
You use a memory card when downloading firmware updates from customer support
(http://www.siemens.com/automation/). From this Web site, navigate to Automation
Technology > Automation Systems > SIMATIC Industrial Automation Systems > PLC >
Modular controllers SIMATIC S7 > SIMATIC S7-1200. From there continue navigating to the
specific type of module that you need to update. Under "Support", click the link for "Software
Downloads" to proceed.
Alternatively, you can access the S7-1200 downloads Web page
(http://support.automation.siemens.com/WW/view/en/34612486/133100) directly.
Note
You cannot update an S7-1200 CPU V2.2 or earlier to S7-1200 V3.0 by firmware update.
CAUTION
Do not use the Windows formatter utility or any other formatting utility to reformat the
memory card.
If a Siemens memory card is reformatted using the Microsoft Windows formatter utility, then
the memory card will no longer be usable by a S7-1200 CPU.

PLC concepts
4.5 Using a memory card
S7-1200 Programmable controller
116 System Manual, 04/2012, A5E02486680-06
To download the firmware update to your memory card, follow these steps:
1. Insert a blank SIMATIC MC 24 MB memory card into an SD card reader/writer attached
to your computer.
You can reuse a SIMATIC memory card that contains a user program or another firmware
update, but you must delete some of the files on the memory card.
CAUTION
Do NOT delete the hidden files "__LOG__" and "crdinfo.bin" from the memory card.
The "__LOG__" and "crdinfo.bin" files are required for the memory card. If you delete
these files, you cannot use the memory card with the CPU.
To reuse a memory card, you must delete the "S7_JOB.S7S" file and any existing "Data
Logs" folders or any folder (such as "SIMATIC.S7S" or "FWUPDATE.S7S") before
downloading the firmware update. However, do not delete the files "__LOG__" and
"crdinfo.bin". (These files are typically hidden and are required.) Use Windows Explorer to
display the contents of the memory card and to delete the file and folders.
2. Select the self-extracting file (.exe) for the firmware update that corresponds to your
module, and download it to your computer. Double-click the update file, set the file
destination path to be the root directory of the SIMATIC memory card, and start the
extraction process. After the extraction is complete, the root directory (folder) of the
memory card will contain a "FWUPDATE.S7S" directory and the "S7_JOB.S7S" file.

PLC concepts
4.5 Using a memory card
S7-1200 Programmable controller
System Manual, 04/2012, A5E02486680-06 117
To install the firmware update, follow these steps:
WARNING
Verify that the CPU is not actively running a process before installing the firmware update.
Installing the firmware update will cause the CPU to go to STOP mode, which could affect
the operation of an online process or machine. Unexpected operation of a process or
machine could result in death or injury to personnel and/or property damage.
Before inserting the memory card, always ensure that the CPU is offline and in a safe state.
1. Insert the memory card into the CPU. If the CPU is in RUN mode, the CPU then goes to
STOP mode. The maintenance (MAINT) LED flashes to indicate that the memory card
needs to be evaluated.
2. Power-cycle the CPU to start the firmware update. Alternative methods for rebooting the
CPU are to perform either a STOP-to-RUN transition or a memory reset (MRES) from
STEP 7.
NOTICE
To complete the firmware upgrade for the module, you must ensure that the external 24
VDC power to the module remains on.
After the CPU reboots, the firmware update starts. The RUN/STOP LED alternately
flashes green and yellow to indicate that the update is being copied. When the
RUN/STOP LED turns on (solid yellow) and the MAINT LED flashes, the copy process
has finished. You must then remove the memory card.
3. After removing the memory card, reboot the CPU again (either by restoring power or by
the alternative methods for rebooting) to load the new firmware.
The user program and hardware configuration are not affected by the firmware update.
When the CPU is powered up, the CPU enters the configured start-up state. (If the startup
mode for your CPU was configured to "Warm restart - mode before POWER OFF", the CPU
will be in STOP mode because the last state of the CPU was STOP.)
Note
Updating multiple modules connected to CPU
If your hardware configuration contains multiple modules that correspond to a single
firmware update file on the memory card, the CPU applies the updates to all applicable
modules (CM, SM, SB) in configuration order, that is, by increasing order of the module
position in Device Configuration in STEP 7.
If you have downloaded multiple firmware updates to the memory card for multiple modules,
the CPU applies the updates in the order in which you downloaded them to the memory
card.

PLC concepts
4.6 Recovery from a lost password
S7-1200 Programmable controller
118 System Manual, 04/2012, A5E02486680-06
4.6 Recovery from a lost password
If you have lost the password for a password-protected CPU, use an empty transfer card to
delete the password-protected program. The empty transfer card erases the internal load
memory of the CPU. You can then download a new user program from STEP 7 to the CPU.
For information about the creation and use of an empty transfer card, see the section of
transfer cards (Page 110).
WARNING
If you insert a transfer card in a running CPU, the CPU goes to STOP. Control devices can
fail in an unsafe condition, resulting in unexpected operation of controlled equipment. Such
unexpected operations could result in death or serious injury to personnel, and/or damage
to equipment.
You must remove the transfer card before setting the CPU to RUN mode.

S7-1200 Programmable controller
System Manual, 04/2012, A5E02486680-06 119
Device configuration 5
You create the device configuration for your PLC by adding a CPU and additional modules to
your project.
① Communication module (CM) or communication processor (CP): Up to 3, inserted in slots 101,
102, and 103
② CPU: Slot 1
③ Ethernet port of CPU
④ Signal board (SB), communication board (CB) or battery board (BB): up to 1, inserted in the
CPU
⑤ Signal module (SM) for digital or analog I/O: up to 8, inserted in slots 2 through 9
(CPU 1214C and CPU 1215C allow 8, CPU 1212C allows 2, CPU 1211C does not allow any)
To create the device configuration,
add a device to your project.
In the Portal view, select
"Devices & Networks" and click
"Add new device".
In the Project view, under the
project name, double-click "Add
new device".

Device configuration
5.1 Inserting a CPU
S7-1200 Programmable controller
120 System Manual, 04/2012, A5E02486680-06
5.1 Inserting a CPU
You create your device configuration by inserting a CPU into your project. Be sure you insert
the correct model and firmware version from the list. Selecting the CPU from the "Add new
device" dialog creates the rack and CPU.
"Add new device" dialog
Device view of the hardware
configuration
Selecting the CPU in the Device
view displays the CPU
properties in the inspector
window.
Note
The CPU does not have a pre-configured IP address. You must manually assign an IP
address for the CPU during the device configuration. If your CPU is connected to a router on
the network, you also enter the IP address for a router.

Device configuration
5.2 Detecting the configuration for an unspecified CPU
S7-1200 Programmable controller
System Manual, 04/2012, A5E02486680-06 121
5.2 Detecting the configuration for an unspecified CPU
If you are connected to a CPU, you can upload the
configuration of that CPU, including any modules, to your
project. Simply create a new project and select the "unspecified
CPU" instead of selecting a specific CPU. (You can also skip
the device configuration entirely by selecting the "Create a PLC
program" from the "First steps". STEP 7 then automatically
creates an unspecified CPU.)
From the program editor, you select the "Hardware detection"
command from the "Online" menu.
From the device configuration editor, you select the option for detecting the configuration of
the connected device.
After you select the CPU from the online dialog and click the Load button, STEP 7 uploads
the hardware configuration from the CPU, including any modules (SM, SB, or CM). You can
then configure the parameters for the CPU and the modules.

Device configuration
5.3 Adding modules to the configuration
S7-1200 Programmable controller
122 System Manual, 04/2012, A5E02486680-06
5.3 Adding modules to the configuration
Use the hardware catalog to add modules to the CPU:
● Signal module (SM) provides additional digital or analog I/O points. These modules are
connected to the right side of the CPU.
● Signal board (SB) provides just a few additional I/O points for the CPU. The SB is
installed on the front of the CPU.
● Battery Board 1297 (BB) provides long-term backup of the realtime clock. The BB is
installed on the front of the CPU.
● Communication board (CB) provides an additional communication port (such as RS485).
The CB is installed on the front of the CPU.
● Communication module (CM) and communication processor (CP) provide an additional
communication port, such as for PROFIBUS or GPRS. These modules are connected to
the left side of the CPU.
To insert a module into the device configuration, select the module in the hardware catalog
and either double-click or drag the module to the highlighted slot. You must add the modules
to the device configuration and download the hardware configuration to the CPU for the
modules to be functional.
Table 5- 1 Adding a module to the device configuration
Module Select the module Insert the module Result
SM
SB, BB or
CB
CM or CP

Device configuration
5.4 Configuring the operation of the CPU
S7-1200 Programmable controller
System Manual, 04/2012, A5E02486680-06 123
5.4 Configuring the operation of the CPU
To configure the operational parameters for the CPU, select the CPU in the Device view
(blue outline around whole CPU), and use the "Properties" tab of the inspector window.
To configure input filter times, select "Digital
Inputs". The default filter time for the digital
inputs is 6.4 ms.
Each input point has a single filter
configuration that applies to all uses: process
inputs, interrupts, pulse catch, and HSC
inputs.
Note
If an HSC is not configured to use a point, the filter setting chosen in this screen applies. If
an HSC is configured to use an input point, the filter setting for that point is automatically set
at 800 ns and is not affected by the configuration on this screen.
WARNING
If the filter time for a digital input channel is changed from a previous setting, a new "0"
level input value may need to be presented for up to 20.0 ms accumulated duration before
the filter becomes fully responsive to new inputs. During this time, short "0" pulse events of
duration less than 20.0 ms may not be detected or counted.
This changing of filter times can result in unexpected machine or process operation, which
may cause death or serious injury to personnel, and/or damage to equipment.
To ensure that a new filter time goes immediately into effect, a power cycle of the CPU
must be applied.
Table 5- 2 CPU properties
Property Description
PROFINET interface Sets the IP address for the CPU and time synchronization
DI, DO, and AI Configures the behavior of the local (on-board) digital and analog I/O (for example, digital
input filter times and digital output reaction to a CPU stop).
High-speed counters
(Page 337) and pulse
generators (Page 311)
Enables and configures the high-speed counters (HSC) and the pulse generators used for
pulse-train operations (PTO) and pulse-width modulation (PWM)
When you configure the outputs of the CPU or signal board as pulse generators (for use with
the PWM or motion control instructions), the corresponding output addresses (Q0.0, Q0.1,
Q4.0, and Q4.1) are removed from the Q memory and cannot be used for other purposes in
your user program. If your user program writes a value to an output used as a pulse
generator, the CPU does not write that value to the physical output.

Device configuration
5.4 Configuring the operation of the CPU
S7-1200 Programmable controller
124 System Manual, 04/2012, A5E02486680-06
Property Description
Startup after POWER ON: Selects the behavior of the CPU following an off-to-on transition,
such as to start in STOP mode or to go to RUN mode after a warm restart
Supported hardware compatibility: Configures the substitution strategy for all system
components (SM, SB, CM, CP and CPU):
Allow acceptable substitute
Allow any substitute (default)
Each module internally contains substitution compatibility requirements based on the
number of I/O, electrical compatibility, and other corresponding points of comparison. For
example, a 16-channel SM could be an acceptable substitute for an 8-channel SM, but an 8-
channel SM could not be an acceptable substitute for a 16-channel SM. If you select "Allow
acceptable substitute", STEP 7 enforces the substitution rules; otherwise, STEP 7 allows
any substitution.
Startup (Page 69)
Parameter assignment time for distributed I/O: Configures a maximum amount of time
(default: 60000 ms) for the distributed I/O to be brought online. (The CMs and CPs receive
power and communication parameters from the CPU during startup. This assignment time
allows time for the I/O connected to the CM or CP be brought online.)
The CPU goes to RUN as soon as the distributed I/O is online, regardless of the assignment
time. If the distributed I/O has not been brought online within this time, the CPU still goes to
RUN--without the distributed I/O.
Note: If your configuration uses a CM 1243-5 (PROFIBUS master), do not set this parameter
below 15 seconds (15000 ms) to ensure that the module to be brought online.
Cycle (Page 80) Defines a maximum cycle time or a fixed minimum cycle time
Communication load Allocates a percentage of the CPU time to be dedicated to communication tasks
System and clock memory
(Page 84)
Enables a byte for "system memory" functions and enables a byte for "clock memory"
functions (where each bit toggles on and off at a predefined frequency).
Web server (Page 503) Enables and configures the Web server feature.
Time of day Selects the time zone and configures daylight saving time
Protection (Page 164) Sets the read/write protection and password for accessing the CPU
Connection resources
(Page 424)
Provides a summary of the communication connections that are available for the CPU and
the number of connections that have been configured.
Overview of addresses Provides a summary of the I/O addresses that have been configured for the CPU.

Device configuration
5.5 Configuring the parameters of the modules
S7-1200 Programmable controller
System Manual, 04/2012, A5E02486680-06 125
5.5 Configuring the parameters of the modules
To configure the operational parameters for the modules, select the module in the Device
view and use the "Properties" tab of the inspector window to configure the parameters for the
module.
Configuring a signal module (SM) or a signal board (SB)
● Digital I/O: Inputs can be configured for rising-edge detection or falling-edge detection
(associating each with an event and hardware interrupt) and also for "pulse catch" (to
stay on after a momentary pulse) through the next update of the input process image.
Outputs can use a freeze or substitute value.
● Analog I/O: For individual inputs, configure parameters, such as measurement type
(voltage or current), range and smoothing, and to enable underflow or overflow
diagnostics. Analog outputs provide parameters such as output type (voltage or current)
and for diagnostics, such as short-circuit (for voltage outputs) or upper/lower limit
diagnostics. You do not configure ranges of analog inputs and outputs in engineering
units on the Properties dialog. You must handle this in your program logic as described in
the topic "Processing of analog values (Page 92)".
● I/O diagnostic addresses: Configures the start address for the set of inputs and outputs of
the module
Configuring a communication interface (CM, CP or CB)
Depending on the type of communication interface, you configure the parameters for the
network.

Device configuration
5.6 Configuring the CPU for communication
S7-1200 Programmable controller
126 System Manual, 04/2012, A5E02486680-06
5.6 Configuring the CPU for communication
5.6.1 Creating a network connection
Use the "Network view" of Device configuration to create the network connections between
the devices in your project. After creating the network connection, use the "Properties" tab of
the inspector window to configure the parameters of the network.
Table 5- 3 Creating a network connection
Action Result
Select "Network view" to display the
devices to be connected.
Select the port on one device and
drag the connection to the port on
the second device.
Release the mouse button to create
the network connection.

Device configuration
5.6 Configuring the CPU for communication
S7-1200 Programmable controller
System Manual, 04/2012, A5E02486680-06 127
5.6.2 Configuring the Local/Partner connection path
The inspector window displays the properties of the connection whenever you have selected
any part of the instruction. Specify the communication parameters in the "Configuration" tab
of the "Properties" for the communication instruction.
Table 5- 4 Configuring the connection path (using the properties of the instruction)
TCP, ISO-on-TCP, and UDP Connection properties
For the TCP, ISO-on-TCP, and UDP Ethernet
protocols, use the "Properties" of the instruction
(TSEND_C, TRCV_C, or TCON) to configure the
"Local/Partner" connections.
The illustration shows the "Connection
properties" of the "Configuration tab" for an ISO-
on-TCP connection.
Note
When you configure the connection properties for one CPU, STEP 7 allows you either to
select a specific connection DB in the partner CPU (if one exists), or to create the connection
DB for the partner CPU. The partner CPU must already have been created for the project
and cannot be an "unspecified" CPU.
You must still insert a TSEND_C, TRCV_C or TCON instruction into the user program of the
partner CPU. When you insert the instruction, select the connection DB that was created by
the configuration.

Device configuration
5.6 Configuring the CPU for communication
S7-1200 Programmable controller
128 System Manual, 04/2012, A5E02486680-06
Table 5- 5 Configuring the connection path for S7 communication (Device configuration)
S7 communication (GET and PUT) Connection properties
For S7 communication, use the "Devices &
networks" editor of the network to configure the
Local/Partner connections. You can click the
"Highlighted: Connection" button to access the
"Properties".
The "General" tab provides several properties:
"General" (shown)
"Local ID"
"Special connection properties"
"Address details" (shown)
Refer to "Protocols" (Page 430) in the "PROFINET" section or to "Creating an S7
connection" (Page 493) in the "S7 communication" section for more information and a list of
available communication instructions.
Table 5- 6 Parameters for the multiple CPU connection
Parameter Definition
Address Assigned IP addresses
End point Name assigned to the partner (receiving) CPU
Interface Name assigned to the interfaces
Subnet Name assigned to the subnets
Interface type
S7 communication only
: Type of interface
Connection type Type of Ethernet protocol
Connection ID ID number
Connection data Local and Partner CPU data storage location
General
Establish active
connection
Radio button to select Local or Partner CPU as the active connection
End point
S7 communication only
: Name assigned to the partner (receiving) CPU
Rack/slot
S7 communication only
: Rack and slot location
Connection resource
S7 communication only
: Component of the TSAP used when configuring an
S7 connection with an S7-300 or S7-400 CPU
Address
details
Port (decimal): TCP and UPD: Partner CPU port in decimal format

Device configuration
5.6 Configuring the CPU for communication
S7-1200 Programmable controller
System Manual, 04/2012, A5E02486680-06 129
Parameter Definition
TSAP 1 and Subnet ID: ISO on TCP (RFC 1006) and S7 communication: Local and partner CPU
TSAPs in ASCII and hexadecimal formats
1 When configuring a connection with an S7-1200 CPU for ISO-on-TCP, use only ASCII characters in the TSAP extension
for the passive communication partners.
Transport Service Access Points (TSAPs)
Using TSAPs, ISO on TCP protocol and S7 communication allows multiple connections to a
single IP address (up to 64K connections). TSAPs uniquely identify these communication
end point connections to an IP address.
In the "Address Details" section of the Connection Parameters dialog, you define the TSAPs
to be used. The TSAP of a connection in the CPU is entered in the "Local TSAP" field. The
TSAP assigned for the connection in your partner CPU is entered under the "Partner TSAP"
field.
Port Numbers
With TCP and UDP protocols, the connection parameter configuration of the Local (active)
connection CPU must specify the remote IP address and port number of the Partner
(passive) connection CPU.
In the "Address Details" section of the Connection Parameters dialog, you define the ports to
be used. The port of a connection in the CPU is entered in the "Local Port" field. The port
assigned for the connection in your partner CPU is entered under the "Partner Port" field.
5.6.3 Parameters for the PROFINET connection
The TSEND_C, TRCV_C and TCON instructions require that connection-related parameters
be specified in order to connect to the partner device. These parameters are specified by the
TCON_Param structure for the TCP, ISO-on-TCP and UDP protocols. Typically, you use the
"Configuration" tab of the "Properties" of the instruction to specify these parameters. If the
"Configuration" tab is not accessible, then you must specify the TCON_Param structure
programmatically.
Table 5- 7 Structure of the connection description (TCON_Param)
Byte Parameter and data type Description
0 … 1 block_length UInt Length: 64 bytes (fixed)
2 … 3 id CONN_OUC
(Word)
Reference to this connection: Range of values: 1 (default) to 4095.
Specify the value of this parameter for the TSEND_C, TRCV_C or
TCON instruction under ID.
4 connection_type USInt Connection type:
17: TCP (default)
18: ISO-on-TCP
19: UDP

Device configuration
5.6 Configuring the CPU for communication
S7-1200 Programmable controller
130 System Manual, 04/2012, A5E02486680-06
Byte Parameter and data type Description
5 active_est Bool ID for the type of connection:
TCP and ISO-on-TCP:
– FALSE: Passive connection
– TRUE: Active connection (default)
UDP: FALSE
6 local_device_id USInt ID for the local PROFINET or Industrial Ethernet interface:
1 (default)
7 local_tsap_id_len USInt Length of parameter local_tsap_id used, in bytes; possible values:
TCP: 0 (active, default) or 2 (passive)
ISO-on-TCP: 2 to 16
UDP: 2
8 rem_subnet_id_len USInt This parameter is not used.
9 rem_staddr_len USInt Length of address of partner end point, in bytes:
0: unspecified (parameter rem_staddr is irrelevant)
4 (default): Valid IP address in parameter rem_staddr (only for
TCP and ISO-on-TCP)
10 rem_tsap_id_len USInt Length of parameter rem_tsap_id used, in bytes; possible values:
TCP: 0 (passive) or 2 (active, default)
ISO-on-TCP: 2 to 16
UDP: 0
11 next_staddr_len USInt This parameter is not used.
12 … 27 local_tsap_id Array [1..16] of
Byte
Local address component of connection:
TCP and ISO-on-TCP: local port no. (possible values: 1 to
49151; recommended values: 2000...5000):
– local_tsap_id[1] = high byte of port number in hexadecimal
notation;
– local_tsap_id[2] = low byte of port number in hexadecimal
notation;
– local_tsap_id[3-16] = irrelevant
ISO-on-TCP: local TSAP-ID:
– local_tsap_id[1] = B#16#E0;
– local_tsap_id[2] = rack and slot of local end points (bits 0 to
4: slot number, bits 5 to 7: rack number);
– local_tsap_id[3-16] = TSAP extension, optional
UDP: This parameter is not used.
Note: Make sure that every value of local_tsap_id is unique within
the CPU.
28 … 33 rem_subnet_id Array [1..6] of
USInt
This parameter is not used.

Device configuration
5.6 Configuring the CPU for communication
S7-1200 Programmable controller
System Manual, 04/2012, A5E02486680-06 131
Byte Parameter and data type Description
34 … 39 rem_staddr Array [1..6] of
USInt
TCP and ISO-on-TCP only: IP address of the partner end point.
(Not relevant for passive connections.) For example, IP address
192.168.002.003 is stored in the following elements of the array:
rem_staddr[1] = 192
rem_staddr[2] = 168
rem_staddr[3] = 002
rem_staddr[4] = 003
rem_staddr[5-6]= irrelevant
40 … 55 rem_tsap_id Array [1..16] of
Byte
Partner address component of connection
TCP: partner port number. Range: 1 to 49151; Recommended
values: 2000 to 5000):
– rem_tsap_id[1] = high byte of the port number in
hexadecimal notation
– rem_tsap_id[2] = low byte of the port number in
hexadecimal notation;
– rem_tsap_id[3-16] = irrelevant
ISO-on-TCP: partner TSAP-ID:
– rem_tsap_id[1] = B#16#E0
– rem_tsap_id[2] = rack and slot of partner end point (bits 0 to
4: Slot number, bits 5 to 7: rack number)
– rem_tsap_id[3-16] = TSAP extension, optional
UDP: This parameter is not used.
56 … 61 next_staddr Array [1..6] of
Byte
This parameter is not used.
62 … 63 spare Word Reserved: W#16#0000
See also
Configuring the Local/Partner connection path (Page 127)

Device configuration
5.6 Configuring the CPU for communication
S7-1200 Programmable controller
132 System Manual, 04/2012, A5E02486680-06
5.6.4 Assigning Internet Protocol (IP) addresses
5.6.4.1 Assigning IP addresses to programming and network devices
If your programming device is using an on-board adapter card connected to your plant LAN
(and possibly the world-wide web), the IP Address Network ID and subnet mask of your CPU
and the programming device's on-board adapter card must be exactly the same. The
Network ID is the first part of the IP address (first three octets) (for example, 211.154.184.16)
that determines what IP network you are on. The subnet mask normally has a value of
255.255.255.0; however, since your computer is on a plant LAN, the subnet mask may have
various values (for example, 255.255.254.0) in order to set up unique subnets. The subnet
mask, when combined with the device IP address in a mathematical AND operation, defines
the boundaries of an IP subnet.
Note
In a world-wide web scenario, where your programming devices, network devices, and IP
routers will communicate with the world, unique IP addresses must be assigned to avoid
conflict with other network users. Contact your company IT department personnel, who are
familiar with your plant networks, for assignment of your IP addresses.
If your programming device is using an Ethernet-to-USB adapter card connected to an
isolated network, the IP Address Network ID and subnet mask of your CPU and the
programming device's Ethernet-to-USB adapter card must be exactly the same. The Network
ID is the first part of the IP address (first three octets) (for example, 211.154.184.16) that
determines what IP network you are on. The subnet mask normally has a value of
255.255.255.0. The subnet mask, when combined with the device IP address in a
mathematical AND operation, defines the boundaries of an IP subnet.
Note
An Ethernet-to-USB adapter card is useful when you do not want your CPU on your
company LAN. During initial testing or commissioning tests, this arrangement is particularly
useful.

Device configuration
5.6 Configuring the CPU for communication
S7-1200 Programmable controller
System Manual, 04/2012, A5E02486680-06 133
Table 5- 8 Assigning Ethernet addresses
Programming Device
Adapter Card
Network Type Internet Protocol (IP) Address Subnet Mask
On-board adapter
card
Connected to
your plant LAN
(and possibly
the world-wide
web)
Network ID of your CPU and the
programming device's on-board
adapter card must be exactly the
same.
The Network ID is the first part of the
IP address (first three octets) (for
example, 211.154.184.16) that
determines what IP network you are
on.)
The subnet mask of your CPU and the
on-board adapter card must be exactly
the same.
The subnet mask normally has a value of
255.255.255.0; however, since your
computer is on a plant LAN, the subnet
mask may have various values (for
example, 255.255.254.0) in order to set
up unique subnets. The subnet mask,
when combined with the device IP
address in a mathematical AND
operation, defines the boundaries of an
IP subnet.
Ethernet-to-USB
adapter card
Connected to an
isolated network
Network ID of your CPU and the
programming device's Ethernet-to-
USB adapter card must be exactly
the same.
The Network ID is the first part of the
IP address (first three octets) (for
example, 211.154.184.16) that
determines what IP network you are
on.)
The subnet mask of your CPU and the
Ethernet-to-USB adapter card must be
exactly the same.
The subnet mask normally has a value of
255.255.255.0. The subnet mask, when
combined with the device IP address in a
mathematical AND operation, defines the
boundaries of an IP subnet.
Assigning or checking the IP address of your programming device using "My Network Places" (on
your desktop)
You can assign or check your programming device's IP address with the following menu
selections:
● (Right-click) "My Network Places"
● "Properties"
● (Right-click) "Local Area Connection"
● "Properties"
In the "Local Area Connection Properties" dialog, in the "This connection uses the following
items:" field, scroll down to "Internet Protocol (TCP/IP)". Click "Internet Protocol (TCP/IP)",
and click the "Properties" button. Select "Obtain an IP address automatically (DHCP)" or
"Use the following IP address" (to enter a static IP address).
Note
Dynamic Host Configuration Protocol (DHCP) automatically assigns an IP address to your
programming device upon power up from the DHCP server.

Device configuration
5.6 Configuring the CPU for communication
S7-1200 Programmable controller
134 System Manual, 04/2012, A5E02486680-06
5.6.4.2 Checking the IP address of your programming device
You can check the MAC and IP addresses of your programming device with the following
menu selections:
1. In the "Project tree", expand "Online access".
2. Right-click the required network, and select "Properties".
3. In the network dialog, expand "Configurations", and select "Industrial Ethernet".
The MAC and IP addresses of the programming device are displayed.
5.6.4.3 Assigning an IP address to a CPU online
You can assign an IP address to a network device online. This is particularly useful in an
initial device configuration.
1. In the "Project tree," verify that
no IP address is assigned to the
CPU, with the following menu
selections:
"Online access"
<Adapter card for the network
in which the device is
located>
"Update accessible devices"
NOTE: If a MAC address is
shown instead of an IP
address, then no IP
address has been
assigned.
2. Under the required accessible
device, double-click "Online &
diagnostics".

Device configuration
5.6 Configuring the CPU for communication
S7-1200 Programmable controller
System Manual, 04/2012, A5E02486680-06 135
3. In the "Online & diagnostics"
dialog, make the following menu
selections:
"Functions"
"Assign IP address"
4. In the "IP address" field, enter
your new IP address, and click
the "Assign IP address" button.
5. In the "Project tree," verify that
your new IP address has been
assigned to the CPU, with the
following menu selections:
"Online access"
<Adapter for the network in
which the device is located>
"Update accessible devices"

Device configuration
5.6 Configuring the CPU for communication
S7-1200 Programmable controller
136 System Manual, 04/2012, A5E02486680-06
5.6.4.4 Configuring an IP address for a CPU in your project
Configuring the PROFINET interface
To configure parameters for the PROFINET interface, select the green PROFINET box on
the CPU. The "Properties" tab in the inspector window displays the PROFINET port.
① PROFINET port
Configuring the IP address
Ethernet (MAC) address: In a PROFINET network, each device is assigned a Media Access
Control address (MAC address) by the manufacturer for identification. A MAC address
consists of six groups of two hexadecimal digits, separated by hyphens (-) or colons (:), in
transmission order, (for example, 01-23-45-67-89-AB or 01:23:45:67:89:AB).
IP address: Each device must also have an Internet Protocol (IP) address. This address
allows the device to deliver data on a more complex, routed network.
Each IP address is divided into four 8-bit segments and is expressed in a dotted, decimal
format (for example, 211.154.184.16). The first part of the IP address is used for the Network
ID (What network are you on?), and the second part of the address is for the Host ID (unique
for each device on the network). An IP address of 192.168.x.y is a standard designation
recognized as part of a private network that is not routed on the Internet.
Subnet mask: A subnet is a logical grouping of connected network devices. Nodes on a
subnet tend to be located in close physical proximity to each other on a Local Area Network
(LAN). A mask (known as the subnet mask or network mask) defines the boundaries of an IP
subnet.
A subnet mask of 255.255.255.0 is generally suitable for a small local network. This means
that all IP addresses on this network should have the same first 3 octets, and the various
devices on this network are identified by the last octet (8-bit field). An example of this is to
assign a subnet mask of 255.255.255.0 and an IP addresses of 192.168.2.0 through
192.168.2.255 to the devices on a small local network.
The only connection between different subnets is via a router. If subnets are used, an IP
router must be employed.
IP router: Routers are the link between LANs. Using a router, a computer in a LAN can send
messages to any other networks, which might have other LANs behind them. If the
destination of the data is not within the LAN, the router forwards the data to another network
or group of networks where it can be delivered to its destination.

Device configuration
5.6 Configuring the CPU for communication
S7-1200 Programmable controller
System Manual, 04/2012, A5E02486680-06 137
Routers rely on IP addresses to deliver and receive data packets.
IP addresses properties: In
the Properties window,
select the "Ethernet
addresses" configuration
entry. STEP 7 displays the
Ethernet address
configuration dialog, which
associates the software
project with the IP address
of the CPU that will receive
that project.
Table 5- 9 Parameters for the IP address
Parameter Description
Subnet Name of the Subnet to which the device is connected. Click the "Add new subnet" button to create a
new subnet. "Not connected" is the default. Two connection types are possible:
The "Not connected" default provides a local connection.
A subnet is required when your network has two or more devices.
IP address Assigned IP address for the CPU
Subnet mask Assigned subnet mask
Use IP router Click the checkbox to indicate the use of an IP router
IP protocol
Router address Assigned IP address for the router, if applicable
Note
All IP addresses are configured when you download the project. If the CPU does not have a
pre-configured IP address, you must associate the project with the MAC address of the
target device. If your CPU is connected to a router on a network, you must also enter the IP
address of the router.
The "Set IP address using a different method" radio button allows you to change the IP
address online or by using the "T_CONFIG" instruction after the program is downloaded.
This IP address assignment method is for the CPU only.

Device configuration
5.6 Configuring the CPU for communication
S7-1200 Programmable controller
138 System Manual, 04/2012, A5E02486680-06
WARNING
After downloading a hardware configuration with the "Set IP address using a different
method" option enabled, it is not possible to transition the CPU operating mode from RUN
to STOP or from STOP to RUN.
User equipment will keep running under these conditions and may result in unexpected
machine or process operations, which could cause death, severe personal injury, or
property damage if proper precautions are not taken.
Ensure that your CPU IP address(es) are set before using the CPU in an actual automation
environment. This can be done by using your STEP 7 programming package, the S7-1200
Tool, or an attached HMI device in conjunction with the T_CONFIG instruction.
WARNING
When changing the IP address of a CPU online or from the user program, it is possible to
create a condition in which the PROFINET network may stop.
If the IP address of a CPU is changed to an IP address outside the subnet, the PROFINET
network will lose communication, and all data exchange will stop. User equipment may be
configured to keep running under these conditions. Loss of PROFINET communication may
result in unexpected machine or process operations, causing death, severe personal injury,
or property damage if proper precautions are not taken.
If an IP address must be changed manually, ensure that the new IP address lies within the
subnet.
See also
T_CONFIG (Page 451)

Device configuration
5.6 Configuring the CPU for communication
S7-1200 Programmable controller
System Manual, 04/2012, A5E02486680-06 139
5.6.5 Testing the PROFINET network
After completing the configuration, download the project (Page 168) to the CPU. All IP
addresses are configured when you download the project.
Assigning an IP address to a device online
The S7-1200 CPU does not have a pre-configured IP address. You must manually assign an
IP address for the CPU:
● To assign an IP address to a device online, refer to "Device configuration: Assigning an
IP address to a CPU online" (Page 134) for this step-by-step procedure.
● To assign an IP address in your project, you must configure the IP address in the Device
configuration, save the configuration, and download it to the PLC. Refer to "Device
configuration: Configuring an IP address for a CPU in your project" (Page 136) for more
information.

Device configuration
5.6 Configuring the CPU for communication
S7-1200 Programmable controller
140 System Manual, 04/2012, A5E02486680-06
Using the "Extended download to device" dialog to test for connected network devices
The S7-1200 CPU "Download to device" function and its "Extended download to device"
dialog can show all accessible network devices and whether or not unique IP addresses
have been assigned to all devices. To display all accessible and available devices with their
assigned MAC or IP addresses, check the "Show all accessible devices" checkbox.
If the required network device is not in this list, communications to that device have been
interrupted for some reason. The device and network must be investigated for hardware
and/or configuration errors.
5.6.6 Locating the Ethernet (MAC) address on the CPU
In PROFINET networking, a Media Access Control address (MAC address) is an identifier
assigned to the network interface by the manufacturer for identification. A MAC address
usually encodes the manufacturer's registered identification number.
The standard (IEEE 802.3) format for printing MAC addresses in human-friendly form is six
groups of two hexadecimal digits, separated by hyphens (-) or colons (:), in transmission
order, (for example, 01-23-45-67-89-ab or 01:23:45:67:89:ab).
Note
Each CPU is loaded at the factory with a permanent, unique MAC address. You cannot
change the MAC address of a CPU.
The MAC address is printed on the front, lower-left corner of the CPU. Note that you have to
lift the lower door to see the MAC address information.

Device configuration
5.6 Configuring the CPU for communication
S7-1200 Programmable controller
System Manual, 04/2012, A5E02486680-06 141
① MAC address
Initially, the CPU has no IP address, only a factory-installed MAC address. PROFINET
communications requires that all devices be assigned a unique IP address.
Use the CPU "Download to
device" function and the
"Extended download to device"
dialog to show all accessible
network devices and ensure that
unique IP addresses have been
assigned to all devices. This
dialog displays all accessible and
available devices with their
assigned MAC or IP addresses.
MAC addresses are all-important
in identifying devices that are
missing the required unique IP
address.
5.6.7 Configuring Network Time Protocol synchronization
The Network Time Protocol (NTP) is widely used to synchronize the clocks of computer
systems to Internet time servers. In NTP mode, the CP sends time-of-day queries at regular
intervals (in the client mode) to the NTP server in the subnet (LAN). Based on the replies
from the server, the most reliable and most accurate time is calculated and the time of day
on the station is synchronized.
The advantage of this mode is that it allows the time to be synchronized across subnets.
The IP addresses of up to four NTP servers need to be configured. The update interval
defines the interval between the time queries (in seconds). The value of the interval ranges
between 10 seconds and one day.

Device configuration
5.6 Configuring the CPU for communication
S7-1200 Programmable controller
142 System Manual, 04/2012, A5E02486680-06
In NTP mode, it is generally UTC (Universal Time Coordinated) that is transferred; this
corresponds to GMT (Greenwich Mean Time).
In the Properties window, select the "Time synchronization" configuration entry. STEP 7
displays the Time synchronization configuration dialog:
Note
All IP addresses are configured when you download the project.
Table 5- 10 Parameters for time synchronization
Parameter Definition
Enable time-of-day
synchronization using Network
Time Protocol (NTP) servers
Click the checkbox to enable time-of-day synchronization using
NTP servers.
Server 1 Assigned IP Address for network time server 1
Server 2 Assigned IP Address for network time server 2
Server 3 Assigned IP Address for network time server 3
Server 4 Assigned IP Address for network time server 4
Time synchronization interval Interval value (sec)
5.6.8 PROFINET device start-up time, naming, and address assignment
PROFINET IO can extend the start-up time for your system (configurable time-out figure).
More devices and slow devices impact the amount of time it takes to switch to RUN.
You can have the following maximum numbers of PROFINET IO devices on your S7-1200
PROFINET network:
● In V3.0, you can have a maximum of 16 IO devices.
● In V2.2, you can have a maximum of 8 IO devices.
Each station (or IO device) starts up independently on start-up, and this affects the overall
CPU start-up time. If you set the configurable time-out too low, there may not be a sufficient
overall CPU start-up time for all stations to complete start-up. If this situation occurs, false
station errors will result.

Device configuration
5.6 Configuring the CPU for communication
S7-1200 Programmable controller
System Manual, 04/2012, A5E02486680-06 143
In the CPU Properties under "Startup", you can find the "Parameter assignment time for
distributed I/O" (time-out). The default configurable time-out is 60,000 ms (1 minute); the
user can configure this time.
PROFINET device naming and addressing in STEP 7
All PROFINET devices must have a Device Name and an IP Address. Use STEP 7 to define
the Device Names and to configure the IP addresses. Device names are downloaded to the
IO devices using PROFINET DCP (Discovery and Configuration Protocol).
PROFINET address assignment at system start-up
The controller broadcasts the names of the devices to the network, and the devices respond
with their MAC addresses. The controller then assigns an IP address to the device using
PROFINET DCP protocol:
● If the MAC address has a configured IP address, then the station performs start-up.
● If the MAC address does not have a configured IP address, STEP 7 assigns the address
that is configured in the project, and the station then performs start-up.
● If there is a problem with this process, a station error occurs and no start-up takes place.
This situation causes the configurable time-out value to be exceeded.

Device configuration
5.6 Configuring the CPU for communication
S7-1200 Programmable controller
144 System Manual, 04/2012, A5E02486680-06

S7-1200 Programmable controller
System Manual, 04/2012, A5E02486680-06 145
Programming concepts 6
6.1 Guidelines for designing a PLC system
When designing a PLC system, you can choose from a variety of methods and criteria. The
following general guidelines can apply to many design projects. Of course, you must follow
the directives of your own company's procedures and the accepted practices of your own
training and location.
Table 6- 1 Guidelines for designing a PLC system
Recommended steps Tasks
Partition your process
or machine
Divide your process or machine into sections that have a level of independence from each other.
These partitions determine the boundaries between controllers and influence the functional
description specifications and the assignment of resources.
Create the functional
specifications
Write the descriptions of operation for each section of the process or machine, such as the I/O
points, the functional description of the operation, the states that must be achieved before
allowing action for each actuator (such as a solenoid, a motor, or a drive), a description of the
operator interface, and any interfaces with other sections of the process or machine.
Design the safety
circuits
Identify any equipment that might require hard-wired logic for safety. Remember that control
devices can fail in an unsafe manner, which can produce unexpected startup or change in the
operation of machinery. Where unexpected or incorrect operation of the machinery could result in
physical injury to people or significant property damage, consider the implementation of
electromechanical overrides (which operate independently of the PLC) to prevent unsafe
operations. The following tasks should be included in the design of safety circuits:
Identify any improper or unexpected operation of actuators that could be hazardous.
Identify the conditions that would assure the operation is not hazardous, and determine how
to detect these conditions independently of the PLC.
Identify how the PLC affects the process when power is applied and removed, and also
identify how and when errors are detected. Use this information only for designing the normal
and expected abnormal operation. You should not rely on this "best case" scenario for safety
purposes.
Design the manual or electromechanical safety overrides that block the hazardous operation
independent of the PLC.
Provide the appropriate status information from the independent circuits to the PLC so that
the program and any operator interfaces have necessary information.
Identify any other safety-related requirements for safe operation of the process.
Plan system security Determine what level of protection (Page 164) you require for access to your process. You can
password-protect CPUs and program blocks from unauthorized access.

Programming concepts
6.2 Structuring your user program
S7-1200 Programmable controller
146 System Manual, 04/2012, A5E02486680-06
Recommended steps Tasks
Specify the operator
stations
Based on the requirements of the functional specifications, create the following drawings of the
operator stations:
Overview drawing that shows the location of each operator station in relation to the process
or machine.
Mechanical layout drawing of the devices for the operator station, such as display, switches,
and lights.
Electrical drawings with the associated I/O of the PLC and signal modules.
Create the
configuration drawings
Based on the requirements of the functional specification, create configuration drawings of the
control equipment:
Overview drawing that shows the location of each PLC in relation to the process or machine.
Mechanical layout drawing of each PLC and any I/O modules, including any cabinets and
other equipment.
Electrical drawings for each PLC and any I/O modules, including the device model numbers,
communications addresses, and I/O addresses.
Create a list of
symbolic names
Create a list of symbolic names for the absolute addresses. Include not only the physical I/O
signals, but also the other elements (such as tag names) to be used in your program.
6.2 Structuring your user program
When you create a user program for the automation tasks, you insert the instructions for the
program into code blocks:
● An organization block (OB) responds to a specific event in the CPU and can interrupt the
execution of the user program. The default for the cyclic execution of the user program
(OB 1) provides the base structure for your user program and is the only code block
required for a user program. If you include other OBs in your program, these OBs
interrupt the execution of OB 1. The other OBs perform specific functions, such as for
startup tasks, for handling interrupts and errors, or for executing specific program code at
specific time intervals.
● A function block (FB) is a subroutine that is executed when called from another code
block (OB, FB, or FC). The calling block passes parameters to the FB and also identifies
a specific data block (DB) that stores the data for the specific call or instance of that FB.
Changing the instance DB allows a generic FB to control the operation of a set of
devices. For example, one FB can control several pumps or valves, with different
instance DBs containing the specific operational parameters for each pump or valve.
● A function (FC) is a subroutine that is executed when called from another code block
(OB, FB, or FC). The FC does not have an associated instance DB. The calling block
passes parameters to the FC. The output values from the FC must be written to a
memory address or to a global DB.

Programming concepts
6.2 Structuring your user program
S7-1200 Programmable controller
System Manual, 04/2012, A5E02486680-06 147
Choosing the type of structure for your user program
Based on the requirements of your application, you can choose either a linear structure or a
modular structure for creating your user program:
● A linear program executes all of the instructions for your automation tasks in sequence,
one after the other. Typically, the linear program puts all of the program instructions into
the OB for the cyclic execution of the program (OB 1).
● A modular program calls specific code blocks that perform specific tasks. To create a
modular structure, you divide the complex automation task into smaller subordinate tasks
that correspond to the technological functions of the process. Each code block provides
the program segment for each subordinate task. You structure your program by calling
one of the code blocks from another block.
Linear structure: Modular structure:
2%
)%
)&
2%
By creating generic code blocks that can be reused within the user program, you can simplify
the design and implementation of the user program. Using generic code blocks has a
number of benefits:
● You can create reusable blocks of code for standard tasks, such as for controlling a pump
or a motor. You can also store these generic code blocks in a library that can be used by
different applications or solutions.
● When you structure the user program into modular components that relate to functional
tasks, the design of your program can be easier to understand and to manage. The
modular components not only help to standardize the program design, but can also help
to make updating or modifying the program code quicker and easier.
● Creating modular components simplifies the debugging of your program. By structuring
the complete program as a set of modular program segments, you can test the
functionality of each code block as it is developed.
● Creating modular components that relate to specific technological functions can help to
simplify and reduce the time involved with commissioning the completed application.

Programming concepts
6.3 Using blocks to structure your program
S7-1200 Programmable controller
148 System Manual, 04/2012, A5E02486680-06
6.3 Using blocks to structure your program
By designing FBs and FCs to perform generic tasks, you create modular code blocks. You
then structure your program by having other code blocks call these reusable modules. The
calling block passes device-specific parameters to the called block.
When a code block calls another code block, the CPU executes the program code in the
called block. After execution of the called block is complete, the CPU resumes the execution
of the calling block. Processing continues with execution of the instruction that follows after
the block call.
A Calling block
B Called (or interrupting) block
① Program execution
② Instruction or event that initiates the execution o
f
another block
③ Program execution
ི
ཱ
ཱི
࿆
2%)%)&
࿇
2%)%)&
④ Block end (returns to calling block)
You can nest the block calls for a more modular structure. In the following example, the
nesting depth is 4: the program cycle OB plus 3 layers of calls to code blocks.
① Start of cycle
)%
2% )&
)% )&)%
'%)&
ཱ
'%
'% '%
② Nesting depth
6.3.1 Organization block (OB)
Organization blocks provide structure for your program. They serve as the interface between
the operating system and the user program. OBs are event driven. An event, such as a
diagnostic interrupt or a time interval, will cause the CPU to execute an OB. Some OBs have
predefined start events and behavior.

Programming concepts
6.3 Using blocks to structure your program
S7-1200 Programmable controller
System Manual, 04/2012, A5E02486680-06 149
The program cycle OB contains your main program. You can include more than one program
cycle OB in your user program. During RUN mode, the program cycle OBs execute at the
lowest priority level and can be interrupted by all other types of program processing. The
startup OB does not interrupt the program cycle OB because the CPU executes the startup
OB before going to RUN mode.
After finishing the processing of the program cycle OBs, the CPU immediately executes the
program cycle OBs again. This cyclic processing is the "normal" type of processing used for
programmable logic controllers. For many applications, the entire user program is located in
a single program cycle OB.
You can create other OBs to perform specific functions, such as for handling interrupts and
errors, or for executing specific program code at specific time intervals. These OBs interrupt
the execution of the program cycle OBs.
Use the "Add new block" dialog to create new OBs in your user program.
Interrupt handling is always event-
driven. When such an event occurs,
the CPU interrupts the execution of
the user program and calls the OB
that was configured to handle that
event. After finishing the execution
of the interrupting OB, the CPU
resumes the execution of the user
program at the point of interruption.
The CPU determines the order for handling interrupt events by a priority assigned to each
OB. Each event has a particular servicing priority. The respective priority level within a
priority class determines the order in which the OBs are executed. Several interrupt events
can be combined into priority classes. For more information, refer to the PLC concepts
chapter section on execution of the user program (Page 67).
Creating an additional OB within a class of OB
You can create multiple OBs for your user program, even for the program cycle and startup
OB classes. Use the "Add new block" dialog to create an OB. Enter the name for your OB
and enter an OB number 200 or greater.
If you create multiple program cycle OBs for your user program, the CPU executes each
program cycle OB in numerical sequence, starting with the program cycle OB with the lowest
number (such as OB 1). For example: after first program cycle OB (such as OB1) finishes,
the CPU executes the next higher program cycle OB (such as OB 200).

Programming concepts
6.3 Using blocks to structure your program
S7-1200 Programmable controller
150 System Manual, 04/2012, A5E02486680-06
Configuring the operation of an OB
You can modify the operational
parameters for an OB. For example, you
can configure the time parameter for a
time-delay OB or for a cyclic OB.
6.3.2 Function (FC)
A function (FC) is a code block that typically performs a specific operation on a set of input
values. The FC stores the results of this operation in memory locations. For example, use
FCs to perform standard and reusable operations (such as for mathematical calculations) or
technological functions (such as for individual controls using bit logic operations). An FC can
also be called several times at different points in a program. This reuse simplifies the
programming of frequently recurring tasks.
An FC does not have an associated instance data block (DB). The FC uses the local data
stack for the temporary data used to calculate the operation. The temporary data is not
saved. To store data permanently, assign the output value to a global memory location, such
as M memory or to a global DB.
6.3.3 Function block (FB)
A function block (FB) is a code block that uses an instance data block for its parameters and
static data. FBs have variable memory that is located in a data block (DB), or "instance" DB.
The instance DB provides a block of memory that is associated with that instance (or call) of
the FB and stores data after the FB finishes. You can associate different instance DBs with
different calls of the FB. The instance DBs allow you to use one generic FB to control
multiple devices. You structure your program by having one code block make a call to an FB
and an instance DB. The CPU then executes the program code in that FB, and stores the
block parameters and the static local data in the instance DB. When the execution of the FB
finishes, the CPU returns to the code block that called the FB. The instance DB retains the
values for that instance of the FB. These values are available to subsequent calls to the
function block either in the same scan cycle or other scan cycles.
Reusable code blocks with associated memory
You typically use an FB to control the operation for tasks or devices that do not finish their
operation within one scan cycle. To store the operating parameters so that they can be
quickly accessed from one scan to the next, each FB in your user program has one or more
instance DBs. When you call an FB, you also specify an instance DB that contains the block
parameters and the static local data for that call or "instance" of the FB. The instance DB
maintains these values after the FB finishes execution.

Programming concepts
6.3 Using blocks to structure your program
S7-1200 Programmable controller
System Manual, 04/2012, A5E02486680-06 151
By designing the FB for generic control tasks, you can reuse the FB for multiple devices by
selecting different instance DBs for different calls of the FB.
An FB stores the Input, Output, and InOut, and Static parameters in an instance DB.
Assigning the start value in the instance DB
The instance DB stores both a default value and a start value for each parameter. The start
value provides the value to be used when the FB is executed. The start value can then be
modified during the execution of your user program.
The FB interface also provides a "Default value" column that allows you to assign a new start
value for the parameter as you are writing the program code. This default value in the FB is
then transferred to the start value in the associated instance DB. If you do not assign a new
start value for a parameter in the FB interface, the default value from instance DB is copied
to start value.
Using a single FB with DBs
The following figure shows an OB that calls one FB three times, using a different data block
for each call. This structure allows one generic FB to control several similar devices, such as
motors, by assigning a different instance data block for each call for the different devices.
Each instance DB stores the data (such as speed, ramp-up time, and total operating time)
for an individual device.
'%
'%
'%
)%'%
)%'%
)%'%
2%
)%
In this example, FB 22 controls three separate devices, with DB 201 storing the operational
data for the first device, DB 202 storing the operational data for the second device, and DB
203 storing the operational data for the third device.
6.3.4 Data block (DB)
You create data blocks (DB) in your user program to store data for the code blocks. All of the
program blocks in the user program can access the data in a global DB, but an instance DB
stores data for a specific function block (FB).

Programming concepts
6.3 Using blocks to structure your program
S7-1200 Programmable controller
152 System Manual, 04/2012, A5E02486680-06
The data stored in a DB is not deleted when the execution of the associated code block
comes to an end. There are two types of DBs:
● A global DB stores data for the code blocks in your program. Any OB, FB, or FC can
access the data in a global DB.
● An instance DB stores the data for a specific FB. The structure of the data in an instance
DB reflects the parameters (Input, Output, and InOut) and the static data for the FB. (The
Temp memory for the FB is not stored in the instance DB.)
Note
Although the instance DB reflects the data for a specific FB, any code block can access
the data in an instance DB.
You can configure a DB as being read-only:
1. Right-click the DB in the project navigator and select "Properties" from the context menu.
2. In the "Properties" dialog, select "Attributes".
3. Select the "Data block write-protected in the device" option and click "OK".

Programming concepts
6.4 Understanding data consistency
S7-1200 Programmable controller
System Manual, 04/2012, A5E02486680-06 153
Creating reusable code blocks
Use the "Add new block" dialog
under "Program blocks" in the
Project navigator to create OBs,
FBs, FCs, and global DBs.
When you create a code block, you
select the programming language
for the block. You do not select a
language for a DB because it only
stores data.
6.4 Understanding data consistency
The CPU maintains the data consistency for all of the elementary data types (such as Words
or DWords) and all of the system-defined structures (for example, IEC_TIMERS or DTL).
The reading or writing of the value cannot be interrupted. (For example, the CPU protects
the access to a DWord value until the four bytes of the DWord have been read or written.) To
ensure that the program cycle OBs and the interrupt OBs cannot write to the same memory
location at the same time, the CPU does not execute an interrupt OB until the read or write
operation in the program cycle OB has been completed.
If your user program shares multiple values in memory between a program cycle OB and an
interrupt OB, your user program must also ensure that these values are modified or read
consistently. You can use the DIS_AIRT (disable alarm interrupt) and EN_AIRT (enable
alarm interrupt) instructions in your program cycle OB to protect any access to the shared
values.
● Insert a DIS_AIRT instruction in the code block to ensure that an interrupt OB cannot be
executed during the read or write operation.
● Insert the instructions that read or write the values that could be altered by an interrupt
OB.
● Insert an EN_AIRT instruction at the end of the sequence to cancel the DIS_AIRT and
allow the execution of the interrupt OB.

Programming concepts
6.5 Programming language
S7-1200 Programmable controller
154 System Manual, 04/2012, A5E02486680-06
A communication request from an HMI device or another CPU can also interrupt execution of
the program cycle OB. The communication requests can also cause issues with data
consistency. The CPU ensures that the elementary data types are always read and written
consistently by the user program instructions. Because the user program is interrupted
periodically by communications, it is not possible to guarantee that multiple values in the
CPU will all be updated at the same time by the HMI. For example, the values displayed on a
given HMI screen could be from different scan cycles of the CPU.
The PtP (Point-to-Point) instructions, PROFINET instructions (such as TSEND_C and
TRCV_C), PROFINET Distributed I/O instructions , and PROFIBUS Distributed I/O
Instructions (Page 274) transfer buffers of data that could be interrupted. Ensure the data
consistency for the buffers of data by avoiding any read or write operation to the buffers in
both the program cycle OB and an interrupt OB. If it is necessary to modify the buffer values
for these instructions in an interrupt OB, use a DIS_AIRT instruction to delay any interruption
(an interrupt OB or a communication interrupt from an HMI or another CPU) until an
EN_AIRT instruction is executed.
Note
The use of the DIS_AIRT instruction delays the processing of interrupt OBs until the
EN_AIRT instruction is executed, affecting the interrupt latency (time from an event to the
time when the interrupt OB is executed) of your user program.
6.5 Programming language
STEP 7 provides the following standard programming languages for S7-1200:
● LAD (ladder logic) is a graphical programming language. The representation is based on
circuit diagrams (Page 155).
● FBD (Function Block Diagram) is a programming language that is based on the graphical
logic symbols used in Boolean algebra (Page 156).
● SCL (structured control language) is a text-based, high-level programming language
(Page 156).
When you create a code block, you select the programming language to be used by that
block.
Your user program can utilize code blocks created in any or all of the programming
languages.

Programming concepts
6.5 Programming language
S7-1200 Programmable controller
System Manual, 04/2012, A5E02486680-06 155
6.5.1 Ladder logic (LAD)
The elements of a circuit diagram, such as normally closed and normally open contacts, and
coils are linked to form networks.
To create the logic for complex operations, you can insert branches to create the logic for
parallel circuits. Parallel branches are opened downwards or are connected directly to the
power rail. You terminate the branches upwards.
LAD provides "box" instructions for a variety of functions, such as math, timer, counter, and
move.
STEP 7 does not limit the number of instructions (rows and columns) in a LAD network.
Note
Every LAD network must terminate with a coil or a box instruction.
Consider the following rules when creating a LAD network:
● You cannot create a branch that could result in a power flow in the reverse direction.
+*
()
&'=%$
● You cannot create a branch that would cause a short circuit.
&=%$

Programming concepts
6.5 Programming language
S7-1200 Programmable controller
156 System Manual, 04/2012, A5E02486680-06
6.5.2 Function Block Diagram (FBD)
Like LAD, FBD is also a graphical programming language. The representation of the logic is
based on the graphical logic symbols used in Boolean algebra.
To create the logic for complex operations,
insert parallel branches between the boxes.
Mathematical functions and other complex functions can be represented directly in
conjunction with the logic boxes.
STEP 7 does not limit the number of instructions (rows and columns) in an FBD network.
6.5.3 SCL
Structured Control Language (SCL) is a high-level, PASCAL-based programming language
for the SIMATIC S7 CPUs. SCL supports the block structure of STEP 7 (Page 148). You can
also include program blocks written in SCL with program blocks written in LAD and FBD.
SCL instructions use standard programming operators, such as for assignment (:=),
mathematical functions (+ for addition, - for subtraction, * for multiplication, and / for division).
SCL also uses standard PASCAL program control operations, such as IF-THEN-ELSE,
CASE, REPEAT-UNTIL, GOTO and RETURN. You can use any PASCAL reference for
syntactical elements of the SCL programming language. Many of the other instructions for
SCL, such as timers and counters, match the LAD and FBD instructions. For more
information about specific instructions, refer to the specific instructions in the chapters for
Basic instructions (Page 175) and Extended instructions (Page 247).
You can designate any type of block (OB, FB, or FC) to use the SCL programming language
at the time you create the block. STEP 7 provides an SCL program editor that includes the
following elements:
● Interface section for defining the parameters of the code block
● Code section for the program code
● Instruction tree that contains the SCL instructions supported by the CPU
You enter the SCL code for your instruction directly in the code section. For more complex
instructions, simply drag the SCL instructions from the instruction tree and drop them into
your program. You can also use any text editor to create an SCL program and then import
that file into STEP 7.

Programming concepts
6.5 Programming language
S7-1200 Programmable controller
System Manual, 04/2012, A5E02486680-06 157
In the section of the SCL code block you can declare the following types of parameters:
● Input, Output, InOut, and Ret_Val: These parameters define the input tags, output tags,
and return value for the code block. The tag name that you enter here is used locally
during the execution of the code block. You typically would not use the global tag name in
the tag table.
● Static (FBs only; the illustration above is for an FC): Static tags are used for storage of
static intermediate results in the instance data block. Static data is retained until
overwritten, which may be after several cycles. The names of the blocks, which are called
in this code block as multi-instance, are also stored in the static local data.
● Temp: These parameters are the temporary tags that are used during the execution of
the code block.
If you call the SCL code block from another code block, the parameters of the SCL code
block appear as inputs or outputs.
In this example, the tags for "Start" and "On" (from the project tag table) correspond to
"StartStopSwitch" and "RunYesNo" in the declaration table of the SCL program.
Constructing an SCL expression
An SCL expression is a formula for calculating a value. The expression consists of operands
and operators (such as *, /, + or -). The operands can be tags, constants, or expressions.

Programming concepts
6.5 Programming language
S7-1200 Programmable controller
158 System Manual, 04/2012, A5E02486680-06
The evaluation of the expression occurs in a certain order, which is defined by the following
factors:
● Every operator has a pre-defined priority, with the highest-priority operation performed
first.
● For operators with equal priority, the operators are processed in a left-to-right sequence.
● You use parentheses to designate a series of operators to be evaluated together.
The result of an expression can be used either for assigning a value to a tag used by your
program, as a condition to be used by a control statement, or as parameters for another SCL
instruction or for calling a code block.
Table 6- 2 Operators in SCL
Type Operation Operator Priority
Parentheses (
Expression
) ( , ) 1
Power ** 2
Sign (unary plus) + 3
Sign (unary minus) - 3
Multiplication * 4
Division / 4
Modulo MOD 4
Addition + 5
Math
Subtraction - 5
Less than < 6
Less than or equal to <= 6
Greater than > 6
Greater than or equal to >= 6
Equal to = 7
Comparison
Not equal to <> 7
Negation (unary) NOT 3
AND logic operation AND or & 8
Exclusive OR logic operation XOR 9
Bit logic
OR logic operation OR 10
Assignment Assignment := 11
As a high-level programming language, SCL uses standard statements for basic tasks:
● Assignment statement: :=
● Mathematical functions: +, -, *, and /
● Addressing of global variables (tags): "<tag name>" (Tag name or data block name
enclosed in double quotes)
● Addressing of local variables: #<variable name> (Variable name preceded by "#" symbol)

Programming concepts
6.5 Programming language
S7-1200 Programmable controller
System Manual, 04/2012, A5E02486680-06 159
The following examples show different expressions for different uses.
"C" := #A+#B; Assigns the sum of two local variables to a tag
"Data_block_1".Tag := #A; Assignment to a data block tag
IF #A > #B THEN "C" := #A; Condition for the IF-THEN statement
"C" := SQRT (SQR (#A) + SQR (#B)); Parameters for the SQRT instruction
Arithmetic operators can process various numeric data types. The data type of the result is
determined by the data type of the most-significant operands. For example, a multiplication
operation that uses an INT operand and a REAL operand yields a REAL value for the result.
Control statements
A control statement is a specialized type of SCL expression that performs the following
tasks:
● Program branching
● Repeating sections of the SCL program code
● Jumping to other parts of the SCL program
● Conditional execution
The SCL control statements include IF-THEN, CASE-OF, FOR-TO-DO, WHILE-DO,
REPEAT-UNTIL, CONTINUE, GOTO, and RETURN.
A single statement typically occupies one line of code. You can enter multiple statements on
one line, or you can break a statement into several lines of code to make the code easier to
read. Separators (such as tabs, line breaks and extra spaces) are ignored during the syntax
check. An END statement terminates the control statement.
The following examples show a FOR-TO-DO control statement. (Both forms of coding are
syntactically valid.)
FOR x := 0 TO max DO sum := sum + value(x); END_FOR;
FOR x := 0 TO max DO
sum := sum + value(x);
END_FOR;
A control statement can also be provided with a label. A label is set off by a colon at the
beginning of the statement:
Label: <Statement>;
The STEP 7 online help provides a complete SCL programming language reference.

Programming concepts
6.5 Programming language
S7-1200 Programmable controller
160 System Manual, 04/2012, A5E02486680-06
Conditions
A condition is a comparison expression or a logical expression whose result is of type BOOL
(with the value of either TRUE or FALSE). The following example shows conditions of
various types.
#Temperature > 50
#Counter <= 100
#CHAR1 < 'S'
Relational expression
(#Alpha <> 12) AND NOT #Beta Comparison and logical expression
5 + #Alpha Arithmetic expression
A condition can use arithmetic expressions:
● The condition of the expression is TRUE if the result is any value other than zero.
● The condition of the expression is FALSE if the result equals zero.
Addressing
As with LAD and FBD, SCL allows you to use either tags (symbolic addressing) or absolute
addresses in your user program. SCL also allows you to use a variable as an array index.
Absolute addressing
I0.0
MB100
Symbolic addressing
"PLC_Tag_1" Tag in PLC tag table
"Data_block_1".Tag_1 Tag in a data block
"Data_block_1".MyArray[#i] Array element in a data block array
Indexed addressing with PEEK and POKE instructions
SCL provides PEEK and POKE instructions that allow you to read from or write to data
blocks, I/O, or memory. You provide parameters for specific byte offsets or bit offsets for the
operation.
Note
To use the PEEK and POKE instructions with data blocks, you must use standard (not
optimized) data blocks. Also note that the PEEK and POKE instructions merely transfer data.
They have no knowledge of data types at the addresses.

Programming concepts
6.5 Programming language
S7-1200 Programmable controller
System Manual, 04/2012, A5E02486680-06 161
PEEK(area:=_in_,
dbNumber:=_in_,
byteOffset:=_in_);
Reads the byte referenced by byteOffset of
the referenced data block, I/O or memory
area.
Example referencing data block:
%MB100 := PEEK(area:=16#84,
dbNumber:=1, byteOffset:=#i);
Example referencing IB3 input:
%MB100 := PEEK(area:=16#81,
dbNumber:=0, byteOffset:=#i); // when
#i = 3
PEEK_WORD(area:=_in_,
dbNumber:=_in_,
byteOffset:=_in_);
Reads the word referenced by byteOffset of
the referenced data block, I/O or memory
area.
Example:
%MW200 := PEEK_WORD(area:=16#84,
dbNumber:=1, byteOffset:=#i);
PEEK_DWORD(area:=_in_,
dbNumber:=_in_,
byteOffset:=_in_);
Reads the double word referenced by
byteOffset of the referenced data block, I/O or
memory area.
Example:
%MD300 := PEEK_DWORD(area:=16#84,
dbNumber:=1, byteOffset:=#i);
PEEK_BOOL(area:=_in_,
dbNumber:=_in_,
byteOffset:=_in_,
bitOffset:=_in_);
Reads a Boolean referenced by the bitOffset
and byteOffset of the referenced data block,
I/O or memory area
Example:
%MB100.0 := PEEK_BOOL(area:=16#84,
dbNumber:=1, byteOffset:=#ii,
bitOffset:=#j);
POKE(area:=_in_,
dbNumber:=_in_,
byteOffset:=_in_,
value:=_in_);
Writes the value (Byte, Word, or DWord) to
the referenced byteOffset of the referenced
data block, I/O or memory area
Example referencing data block:
POKE(area:=16#84, dbNumber:=2,
byteOffset:=3, value:="Tag_1");
Example referencing QB3 output:
POKE(area:=16#82, dbNumber:=0,
byteOffset:=3, value:="Tag_1");

Programming concepts
6.5 Programming language
S7-1200 Programmable controller
162 System Manual, 04/2012, A5E02486680-06
POKE_BOOL(area:=_in_,
dbNumber:=_in_,
byteOffset:=_in_,
bitOffset:=_in_,
value:=_in_);
Writes the Boolean value to the referenced
bitOffset and byteOffset of the referenced
data block, I/O or memory area
Example:
POKE_BOOL(area:=16#84, dbNumber:=2,
byteOffset:=3, bitOffset:=5,
value:=0);
POKE_BLK(area_src:=_in_,
dbNumber_src:=_in_,
byteOffset_src:=_in_,
area_dest:=_in_,
dbNumber_dest:=_in_,
byteOffset_dest:=_in_,
count:=_in_);
Writes "count" number of bytes starting at the
referenced byte Offset of the referenced
source data block, I/O or memory area to the
referenced byteOffset of the referenced
destination data block, I/O or memory area
Example:
POKE_BLK(area_src:=16#84,
dbNumber_src:=#src_db,
byteOffset_src:=#src_byte,
area_dest:=16#84,
dbNumber_dest:=#src_db,
byteOffset_dest:=#src_byte,
count:=10);
For PEEK and POKE instructions, the following values for the "area", "area_src" and
"area_dest" parameters are applicable. For areas other than data blocks, the dbNumber
parameter must be 0.
16#81 I
16#82 Q
16#83 M
16#84 DB
Calling other code blocks from your SCL program
To call another code block in your user program, simply enter the name (or absolute
address) of the FB or FC with the parameters. For an FB, you must provide the instance DB
to be called with the FB.
<DB name> (Parameter list) Call as a single instance
<#Instance name> (Parameter list) Call as multi-instance
"MyDB"(MyInput:=10, MyInOut:="Tag1");
<FC name> (Parameter list) Standard call
<Operand>:=<FC name> (Parameter list) Call in an expression
"MyFC"(MyInput:=10, MyInOut:="Tag1");

Programming concepts
6.5 Programming language
S7-1200 Programmable controller
System Manual, 04/2012, A5E02486680-06 163
You can also drag blocks from the navigation tree to the SCL program editor, and complete
the parameter assignment.
6.5.4 EN and ENO for LAD, FBD and SCL
Determining "power flow" (EN and ENO) for an instruction
Certain instructions (such as the Math and the Move instructions) provide parameters for EN
and ENO. These parameters relate to power flow in LAD or FBD and determine whether the
instruction is executed during that scan. SCL also allows you to set the ENO parameter for a
code block.
● EN (Enable In) is a Boolean input. Power flow (EN = 1) must be present at this input for
the box instruction to be executed. If the EN input of a LAD box is connected directly to
the left power rail, the instruction will always be executed.
● ENO (Enable Out) is a Boolean output. If the box has power flow at the EN input and the
box executes its function without error, then the ENO output passes power flow
(ENO = 1) to the next element. If an error is detected in the execution of the box
instruction, then power flow is terminated (ENO = 0) at the box instruction that generated
the error.
Table 6- 3 Operands for EN and ENO
Program editor Inputs/outputs Operands Data type
LAD EN, ENO Power flow Bool
EN I, I:P, Q, M, DB, Temp, Power Flow Bool FBD
ENO Power Flow Bool
EN1 TRUE, FALSE Bool SCL
ENO2 TRUE, FALSE Bool
1 The use of EN is only available for FBs.
2. The use of ENO with the SCL code block is optional. You must configure the SCL compiler to set ENO when the code
block finishes.
Configuring SCL to set ENO
To configure the SCL compiler for setting ENO, follow these steps:
1. Select the "Settings" command from the "Options" menu.
2. Expand the "PLC programming" properties and select "SCL (Structured Control
Language)".
3. Select the "Set ENO automatically" option.

Programming concepts
6.6 Protection
S7-1200 Programmable controller
164 System Manual, 04/2012, A5E02486680-06
Effect of Ret_Val or Status parameters on ENO
Some instructions, such as the communication instructions or the string conversion
instructions, provide an output parameter that contains information about the processing of
the instruction. For example, some instructions provide a Ret_Val (return value) parameter,
which is typically an Int data type that contains status information in a range from -32768 to
+32767. Other instructions provide a Status parameter, which is typically a Word data type
that stores status information in a range of hexadecimal values from 16#0000 to 16#FFFF.
The numerical value stored in a Ret_Val or a Status parameter determines the state of ENO
for that instruction.
● Ret_Val: A value from 0 to 32767 typically sets ENO = 1 (or TRUE). A value from -32768
to -1 typically sets ENO = 0 (or FALSE). To evaluate Ret_Val, change the representation
to hexadecimal.
● Status: A value from 16#0000 16#7FFF typically sets ENO = 1 (or TRUE). A value from
16#8000 to 16#FFFF typically sets ENO = 0 (or FALSE).
Instructions that take more than one scan to execute often provide a Busy parameter (Bool)
to signal that the instruction is active but has not completed execution. These instructions
often also provide a Done parameter (Bool) and an Error parameter (Bool). Done signals that
the instruction was completed without error, and Error signals that the instruction was
completed with an error condition.
● When Busy = 1 (or TRUE), ENO = 1 (or TRUE).
● When Done = 1 (or TRUE), ENO = 1 (or TRUE).
● When Error = 1 (or TRUE), ENO = 0 (or FALSE).
See also
OK and Not OK instructions (Page 197)
6.6 Protection
6.6.1 Access protection for the CPU
The CPU provides three levels of security for restricting access to specific functions. When
you configure the security level and password for a CPU, you limit the functions and memory
areas that can be accessed without entering a password.
The password is case-sensitive.

Programming concepts
6.6 Protection
S7-1200 Programmable controller
System Manual, 04/2012, A5E02486680-06 165
To configure the password,
follow these steps:
1. In the "Device configuration",
select the CPU.
2. In the inspector window,
select the "Properties" tab.
3. Select the "Protection"
property to select the
protection level and to enter a
password.
Each level allows certain functions to be accessible without a password. The default
condition for the CPU is to have no restriction and no password-protection. To restrict access
to a CPU, you configure the properties of the CPU and enter the password.
Entering the password over a network does not compromise the password protection for the
CPU. Password protection does not apply to the execution of user program instructions
including communication functions. Entering the correct password provides access to all of
the functions.
PLC-to-PLC communications (using communication instructions in the code blocks) are not
restricted by the security level in the CPU. HMI functionality is also not restricted.
Table 6- 4 Security levels for the CPU
Security level Access restrictions
No protection Allows full access without password-protection.
Write protection Allows HMI access and all forms of PLC-to-PLC communications without password-protection.
Password is required for modifying (writing to) the CPU and for changing the CPU mode
(RUN/STOP).
Read/write protection Allows HMI access and all forms of PLC-to-PLC communications without password-protection.
Password is required for reading the data in the CPU, for modifying (writing to) the CPU, and for
changing the CPU mode (RUN/STOP).
6.6.2 Know-how protection
Know-how protection allows you to prevent one or more code blocks (OB, FB, FC, or DB) in
your program from unauthorized access. You create a password to limit access to the code
block. The password-protection prevents unauthorized reading or modification of the code
block. Without the password, you can read only the following information about the code
block:
● Block title, block comment, and block properties
● Transfer parameters (IN, OUT, IN_OUT, Return)
● Call structure of the program
● Global tags in the cross references (without information on the point of use), but local
tags are hidden

Programming concepts
6.6 Protection
S7-1200 Programmable controller
166 System Manual, 04/2012, A5E02486680-06
When you configure a block for "know-how" protection, the code within the block cannot be
accessed except after entering the password.
Use the "Properties" task card of the code block to configure the know-how protection for
that block. After opening the code block, select "Protection" from Properties.
1. In the Properties for the code block, click
the "Protection" button to display the
"Know-how protection" dialog.
2. Click the "Define" button to enter the
password.
After entering and confirming the password,
click "OK".
6.6.3 Copy protection
An additional security feature allows you to bind the program or code blocks for use with a
specific memory card or CPU. This feature is especially useful for protecting your intellectual
property. When you bind a program or block to a specific device, you restrict the program or
code block for use only with a specific memory card or CPU. This feature allows you to
distribute a program or code block electronically (such as over the Internet or through email)
or by sending a memory cartridge.

Programming concepts
6.6 Protection
S7-1200 Programmable controller
System Manual, 04/2012, A5E02486680-06 167
Use the "Properties" task card of the code block to bind the block to a specific CPU or
memory card.
1. After opening the code block, select "Protection".
2. From the drop-down list under "Copy protection" task, select the option to bind the code
block either to a memory card or to a specific CPU.
3. Select the type of copy protection and enter the serial number for the memory card or
CPU.
Note
The serial number is case-sensitive.

Programming concepts
6.7 Downloading the elements of your program
S7-1200 Programmable controller
168 System Manual, 04/2012, A5E02486680-06
6.7 Downloading the elements of your program
You can download the elements of your project from the programming device to the CPU.
When you download a project, the CPU stores the user program (OBs, FCs, FBs and DBs)
in permanent memory.
You can download your project from the programming device to your CPU from any of the
following locations:
● "Project tree": Right-click the program element, and then click the context-sensitive
"Download" selection.
● "Online" menu: Click the "Download to device" selection.
● Toolbar: Click the "Download to device" icon.
6.8 Uploading from the CPU
6.8.1 Copying elements of the project
You can also copy the program blocks from an online CPU or a memory card attached to
your programming device.

Programming concepts
6.8 Uploading from the CPU
S7-1200 Programmable controller
System Manual, 04/2012, A5E02486680-06 169
Prepare the offline project for the copied program blocks:
1. Add a CPU device that matches the online CPU.
2. Expand the CPU node once so that the "Program
blocks" folder is visible.
To upload the program blocks from the online CPU to the
offline project, follow these steps:
1. Click the "Program blocks" folder in the offline project.
2. Click the "Go online" button.
3. Click the "Upload" button.
4. Confirm your decision from the Upload dialog
(Page 675).
As an alternative to the previous method, follow these
steps:
1. From the project navigator, expand the node for
"Online access" to select the program blocks in the
online CPU:
2. Expand the node for the network, and double click
"Update accessible devices".
3. Expand the node for the CPU.
4. Drag the "Program blocks" folder from the online CPU
and drop the folder into the "Program blocks" folder of
your offline project.
5. In the "Upload preview" dialog, select the box for
"Continue", and then click the "Upload from device"
button.
When the upload is complete, all of the program blocks,
technology blocks, and tags will be displayed in the offline
area.
Note
You can copy the program blocks from the online CPU to an existing program. The
"Program-blocks" folder of the offline project does not have to be empty. However, the
existing program will be deleted and replaced by the user program from the online CPU.

Programming concepts
6.9 Debugging and testing the program
S7-1200 Programmable controller
170 System Manual, 04/2012, A5E02486680-06
6.8.2 Using the compare function
You can use the "Compare" editor (Page 681) in STEP 7 to find differences between the
online and offline projects. You might find this useful prior to uploading from the CPU.
6.9 Debugging and testing the program
6.9.1 Monitor and modify data in the CPU
As shown in the following table, you can monitor and modify values in the online CPU.
Table 6- 5 Monitoring and modifying data with STEP 7
Editor Monitor Modify Force
Watch table Yes Yes No
Force table Yes No Yes
Program editor Yes Yes No
Tag table Yes No No
DB editor Yes No No
Monitoring with a
watch table
Monitoring with the LAD editor
Refer to the "Online and diagnostics" chapter for more information about monitoring and
modifying data in the CPU (Page 682).
6.9.2 Watch tables and force tables
You use "watch tables" for monitoring and modifying the values of a user program being
executed by the online CPU. You can create and save different watch tables in your project
to support a variety of test environments. This allows you to reproduce tests during
commissioning or for service and maintenance purposes.

Programming concepts
6.9 Debugging and testing the program
S7-1200 Programmable controller
System Manual, 04/2012, A5E02486680-06 171
With a watch table, you can monitor and interact with the CPU as it executes the user
program. You can display or change values not only for the tags of the code blocks and data
blocks, but also for the memory areas of the CPU, including the inputs and outputs (I and Q),
peripheral inputs (I:P), bit memory (M), and data blocks (DB).
With the watch table, you can enable the physical outputs (Q:P) of a CPU in STOP mode.
For example, you can assign specific values to the outputs when testing the wiring for the
CPU.
STEP 7 also provides a force table for "forcing" a tag to a specific value. For more
information about forcing, see the section on forcing values in the CPU (Page 689) in the
"Online and Diagnostics" chapter.
Note
The force values are stored in the CPU and not in the watch table.
You cannot force an input (or "I" address). However, you can force a peripheral input. To
force a peripheral input, append a ":P" to the address (for example: "On:P").
6.9.3 Cross reference to show usage
The Inspector window displays cross-reference information about how a selected object is
used throughout the complete project, such as the user program, the CPU and any HMI
devices. The "Cross-reference" tab displays the instances where a selected object is being
used and the other objects using it. The Inspector window also includes blocks which are
only available online in the cross-references. To display the cross-references, select the
"Show cross-references" command. (In the Project view, find the cross references in the
"Tools" menu.)
Note
You do not have to close the editor to see the cross-reference information.
You can sort the entries in the cross-reference. The cross-reference list provides an
overview of the use of memory addresses and tags within the user program.
● When creating and changing a program, you retain an overview of the operands, tags
and block calls you have used.
● From the cross-references, you can jump directly to the point of use of operands and
tags.
● During a program test or when troubleshooting, you are notified about which memory
location is being processed by which command in which block, which tag is being used in
which screen, and which block is called by which other block.

Programming concepts
6.9 Debugging and testing the program
S7-1200 Programmable controller
172 System Manual, 04/2012, A5E02486680-06
Table 6- 6 Elements of the cross reference
Column Description
Object Name of the object that uses the lower-level objects or that is being used by the
lower-level objects
Quantity Number of uses
Location Each location of use, for example, network
Property Special properties of referenced objects, for example, the tag names in multi-instance
declarations
as Shows additional information about the object, such as whether an instance DB is
used as template or as a multiple instance
Access Type of access, whether access to the operand is read access (R) and/or write
access (W)
Address Address of the operand
Type Information on the type and language used to create the object
Path Path of object in project tree
6.9.4 Call structure to examine the calling hierarchy
The call structure describes the call hierarchy of the block within your user program. It
provides an overview of the blocks used, calls to other blocks, the relationships between
blocks, the data requirements for each block, and the status of the blocks. You can open the
program editor and edit blocks from the call structure.
Displaying the call structure provides you with a list of the blocks used in the user program.
STEP 7 highlights the first level of the call structure and displays any blocks that are not
called by any other block in the program. The first level of the call structure displays the OBs
and any FCs, FBs, and DBs that are not called by an OB. If a code block calls another block,
the called block is shown as an indentation under the calling block. The call structure only
displays those blocks that are called by a code block.
You can selectively display only the blocks causing conflicts within the call structure. The
following conditions cause conflicts:
● Blocks that execute any calls with older or newer code time stamps
● Blocks that call a block with modified interface
● Blocks that use a tag with modified address and/or data type
● Blocks that are called neither directly nor indirectly by an OB
● Blocks that call a non-existent or missing block
You can group several block calls and data blocks as a group. You use a drop-down list to
see the links to the various call locations.

Programming concepts
6.9 Debugging and testing the program
S7-1200 Programmable controller
System Manual, 04/2012, A5E02486680-06 173
You can also perform a consistency check to show time stamp conflicts. Changing the time
stamp of a block during or after the program is generated can lead to time stamp conflicts,
which in turn cause inconsistencies among the blocks that are calling and being called.
● Most time stamp and interface conflicts can be corrected by recompiling the code blocks.
● If compilation fails to clear up inconsistencies, use the link in the "Details" column to go to
the source of the problem in the program editor. You can then manually eliminate any
inconsistencies.
● Any blocks marked in red must be recompiled.

Programming concepts
6.9 Debugging and testing the program
S7-1200 Programmable controller
174 System Manual, 04/2012, A5E02486680-06

S7-1200 Programmable controller
System Manual, 04/2012, A5E02486680-06 175
Basic instructions 7
7.1 Bit logic
7.1.1 Bit logic contacts and coils
LAD and FBD are very effective for handling Boolean logic. While SCL is especially effective
for complex mathematical computation and for project control structures, you can use SCL
for Boolean logic.
LAD contacts
Table 7- 1 Normally open and normally closed contacts
LAD SCL Description
IF in THEN
Statement;
ELSE
Statement;
END_IF;
IF NOT (in) THEN
Statement;
ELSE
Statement;
END_IF;
Normally open and normally closed contacts: You can connect contacts
to other contacts and create your own combination logic. If the input bit
you specify uses memory identifier I (input) or Q (output), then the bit
value is read from the process-image register. The physical contact
signals in your control process are wired to I terminals on the PLC. The
CPU scans the wired input signals and continuously updates the
corresponding state values in the process-image input register.
You can specify an immediate read of a physical input using ":P"
following the I offset (example: "%I3.4:P"). For an immediate read, the bit
data values are read directly from the physical input instead of the
process image. An immediate read does not update the process image.
Table 7- 2 Data types for the parameters
Parameter Data type Description
IN Bool Assigned bit
● The Normally Open contact is closed (ON) when the assigned bit value is equal to 1.
● The Normally Closed contact is closed (ON) when the assigned bit value is equal to 0.
● Contacts connected in series create AND logic networks.
● Contacts connected in parallel create OR logic networks.

Basic instructions
7.1 Bit logic
S7-1200 Programmable controller
176 System Manual, 04/2012, A5E02486680-06
FBD AND, OR, and XOR boxes
In FBD programming, LAD contact networks are transformed into AND (&), OR (>=1), and
exclusive OR (x) box networks where you can specify bit values for the box inputs and
outputs. You may also connect to other logic boxes and create your own logic combinations.
After the box is placed in your network, you can drag the "Insert input" tool from the
"Favorites" toolbar or instruction tree and then drop it onto the input side of the box to add
more inputs. You can also right-click on the box input connector and select "Insert input".
Box inputs and outputs can be connected to another logic box, or you can enter a bit
address or bit symbol name for an unconnected input. When the box instruction is executed,
the current input states are applied to the binary box logic and, if true, the box output will be
true.
Table 7- 3 AND, OR, and XOR boxes
FBD SCL1 Description
out := in1 AND
in2;
All inputs of an AND box must be TRUE for the output to be TRUE.
out := in1 OR
in2;
Any input of an OR box must be TRUE for the output to be TRUE.
out := in1 XOR
in2;
An odd number of the inputs of an XOR box must be TRUE for the output
to be TRUE.
1 For SCL: You must assign the result of the operation to a variable to be used for another statement.
Table 7- 4 Data types for the parameters
Parameter Data type Description
IN1, IN2 Bool Input bit

Basic instructions
7.1 Bit logic
S7-1200 Programmable controller
System Manual, 04/2012, A5E02486680-06 177
NOT logic inverter
Table 7- 5 NOT Logic inverter
LAD FBD SCL Description
NOT For FBD programming, you can drag the "Negate binary input" tool
from the "Favorites" toolbar or instruction tree and then drop it on an
input or output to create a logic inverter on that box connector.
The LAD NOT contact inverts the logical state of power flow input.
If there is no power flow into the NOT contact, then there is power
flow out.
If there is power flow into the NOT contact, then there is no power
flow out.
Output coil and assignment box
The coil output instruction writes a value for an output bit. If the output bit you specify uses
memory identifier Q, then the CPU turns the output bit in the process-image register on or
off, setting the specified bit equal to power flow status. The output signals for your control
actuators are wired to the Q terminals of the CPU. In RUN mode, the CPU system
continuously scans your input signals, processes the input states according to your program
logic, and then reacts by setting new output state values in the process-image output
register. After each program execution cycle, the CPU system transfers the new output state
reaction stored in the process-image register to the wired output terminals.
Table 7- 6 Output coil (LAD) and output assignment box (FBD)
LAD FBD SCL Description
out := <Boolean
expression>;
out := NOT
<Boolean
expression>;
In FBD programming, LAD coils are transformed into
assignment (= and /=) boxes where you specify a bit
address for the box output. Box inputs and outputs can be
connected to other box logic or you can enter a bit
address.
You can specify an immediate write of a physical output
using ":P" following the Q offset (example: "%Q3.4:P").
For an immediate write, the bit data values are written to
the process image output and directly to physical output.
Table 7- 7 Data types for the parameters
Parameter Data type Description
OUT Bool Assigned bit

Basic instructions
7.1 Bit logic
S7-1200 Programmable controller
178 System Manual, 04/2012, A5E02486680-06
● If there is power flow through an output coil or an FBD "=" box is enabled, then the output
bit is set to 1.
● If there is no power flow through an output coil or an FBD "=" assignment box is not
enabled, then the output bit is set to 0.
● If there is power flow through an inverted output coil or an FBD "/=" box is enabled, then
the output bit is set to 0.
● If there is no power flow through an inverted output coil or an FBD "/=" box is not enabled,
then the output bit is set to 1.
7.1.2 Set and reset instructions
Set and Reset 1 bit
Table 7- 8 S and R instructions
LAD FBD SCL Description
Not available When S (Set) is activated, then the data value at the OUT
address is set to 1. When S is not activated, OUT is not
changed.
Not available When R (Reset) is activated, then the data value at the OUT
address is set to 0. When R is not activated, OUT is not
changed.
1 For LAD and FBD: These instructions can be placed anywhere in the network.
2 For SCL: You must write code to replicate this function within your application.
Table 7- 9 Data types for the parameters
Parameter Data type Description
IN (or connect to contact/gate logic) Bool Bit location to be monitored
OUT Bool Bit location to be set or reset

Basic instructions
7.1 Bit logic
S7-1200 Programmable controller
System Manual, 04/2012, A5E02486680-06 179
Set and Reset Bit Field
Table 7- 10 SET_BF and RESET_BF instructions
LAD1 FBD SCL Description
Not available When SET_BF is activated, a data value of 1 is assigned to "n"
bits starting at address OUT. When SET_BF is not activated,
OUT is not changed.
Not available RESET_BF writes a data value of 0 to "n" bits starting at
address OUT. When RESET_BF is not activated, OUT is not
changed.
1 For LAD and FBD: These instructions must be the right-most instruction in a branch.
2 For SCL: You must write code to replicate this function within your application.
Table 7- 11 Data types for the parameters
Parameter Data type Description
OUT Bool Starting element of a bit field to be set or reset (Example:
#MyArray[3])
n Constant (UInt) Number of bits to write
Set-dominant and Reset-dominant bit latches
Table 7- 12 RS and SR instructions
LAD / FBD SCL Description
Not available RS is a set dominant latch where the set dominates. If the set (S1) and reset (R)
signals are both true, the output address OUT will be 1.
Not available SR is a reset dominant latch where the reset dominates. If the set (S) and reset
(R1) signals are both true, the output address OUT will be 0.
1 For LAD and FBD: These instructions must be the right-most instruction in a branch.
2 For SCL: You must write code to replicate this function within your application.

Basic instructions
7.1 Bit logic
S7-1200 Programmable controller
180 System Manual, 04/2012, A5E02486680-06
Table 7- 13 Data types for the parameters
Parameter Data type Description
S, S1 Bool Set input; 1 indicates dominance
R, R1 Bool Reset input; 1 indicates dominance
OUT Bool Assigned bit output "OUT"
Q Bool Follows state of "OUT" bit
The OUT parameter specifies the bit address that is set or reset. The optional OUT output Q
reflects the signal state of the "OUT" address.
Instruction S1 R "OUT" bit
RS 0 0 Previous state
0 1 0
1 0 1
1 1 1
S R1
SR 0 0 Previous state
0 1 0
1 0 1
1 1 0
7.1.3 Positive and negative edge instructions
Table 7- 14 Positive and negative transition detection
LAD FBD SCL Description
Not available LAD: The state of this contact is TRUE when a positive transition (OFF-
to-ON) is detected on the assigned "IN" bit. The contact logic state is
then combined with the power flow in state to set the power flow out
state. The P contact can be located anywhere in the network except the
end of a branch.
FBD: The output logic state is TRUE when a positive transition (OFF-
to-ON) is detected on the assigned input bit. The P box can only be
located at the beginning of a branch.
Not available LAD: The state of this contact is TRUE when a negative transition (ON-
to-OFF) is detected on the assigned input bit. The contact logic state is
then combined with the power flow in state to set the power flow out
state. The N contact can be located anywhere in the network except
the end of a branch.
FBD: The output logic state is TRUE when a negative transition (ON-to-
OFF) is detected on the assigned input bit. The N box can only be
located at the beginning of a branch.

Basic instructions
7.1 Bit logic
S7-1200 Programmable controller
System Manual, 04/2012, A5E02486680-06 181
LAD FBD SCL Description
Not available LAD: The assigned bit "OUT" is TRUE when a positive transition (OFF-
to-ON) is detected on the power flow entering the coil. The power flow
in state always passes through the coil as the power flow out state. The
P coil can be located anywhere in the network.
FBD: The assigned bit "OUT" is TRUE when a positive transition (OFF-
to-ON) is detected on the logic state at the box input connection or on
the input bit assignment if the box is located at the start of a branch.
The input logic state always passes through the box as the output logic
state. The P= box can be located anywhere in the branch.
Not available LAD: The assigned bit "OUT" is TRUE when a negative transition (ON-
to-OFF) is detected on the power flow entering the coil. The power flow
in state always passes through the coil as the power flow out state. The
N coil can be located anywhere in the network.
FBD: The assigned bit "OUT" is TRUE when a negative transition (ON-
to-OFF) is detected on the logic state at the box input connection or on
the input bit assignment if the box is located at the start of a branch.
The input logic state always passes through the box as the output logic
state. The N= box can be located anywhere in the branch.
1 For SCL: You must write code to replicate this function within your application.
Table 7- 15 P_TRIG and N_TRIG instructions
LAD / FBD SCL Description
Not available The Q output power flow or logic state is TRUE when a positive transition
(OFF-to-ON) is detected on the CLK input state (FBD) or CLK power flow
in (LAD).
In LAD, the P_TRIG instruction cannot be located at the beginning or end
of a network. In FBD, the P_TRIG instruction can be located anywhere
except the end of a branch.
Not available The Q output power flow or logic state is TRUE when a negative transition
(ON-to-OFF) is detected on the CLK input state (FBD) or CLK power flow
in (LAD).
In LAD, the N_TRIG instruction cannot be located at the beginning or end
of a network. In FBD, the N_TRIG instruction can be located anywhere
except the end of a branch.
1 For SCL: You must write code to replicate this function within your application.
Table 7- 16 Data types for the parameters (P and N contacts/coils, P=, N=, P_TRIG and N_TRIG)
Parameter Data type Description
M_BIT Bool Memory bit in which the previous state of the input is saved
IN Bool Input bit whose transition edge is to be detected
OUT Bool Output bit which indicates a transition edge was detected
CLK Bool Power flow or input bit whose transition edge is to be detected
Q Bool Output which indicates an edge was detected

Basic instructions
7.2 Timers
S7-1200 Programmable controller
182 System Manual, 04/2012, A5E02486680-06
All edge instructions use a memory bit (M_BIT) to store the previous state of the input signal
being monitored. An edge is detected by comparing the state of the input with the state of
the memory bit. If the states indicate a change of the input in the direction of interest, then an
edge is reported by writing the output TRUE. Otherwise, the output is written FALSE.
Note
Edge instructions evaluate the input and memory-bit values each time they are executed,
including the first execution. You must account for the initial states of the input and memory
bit in your program design either to allow or to avoid edge detection on the first scan.
Because the memory bit must be maintained from one execution to the next, you should use
a unique bit for each edge instruction, and you should not use this bit any other place in your
program. You should also avoid temporary memory and memory that can be affected by
other system functions, such as an I/O update. Use only M, global DB, or Static memory (in
an instance DB) for M_BIT memory assignments.
7.2 Timers
You use the timer instructions to create programmed time delays. The number of timers that
you can use in your user program is limited only by the amount of memory in the CPU. Each
timer uses a 16 byte IEC_Timer data type DB structure to store timer data that is specified at
the top of the box or coil instruction. STEP 7 automatically creates the DB when you insert
the instruction.
Table 7- 17 Timer instructions
LAD / FBD boxes LAD coils SCL Description
"IEC_Timer_0_DB".TP(
IN:=_bool_in_,
PT:=_time_in_,
Q=>_bool_out_,
ET=>_time_out_);
The TP timer generates a pulse with a preset
width time.
"IEC_Timer_0_DB".TON (
IN:=_bool_in_,
PT:=_time_in_,
Q=>_bool_out_,
ET=>_time_out_);
The TON timer sets output Q to ON after a preset
time delay.
"IEC_Timer_0_DB".TOF (
IN:=_bool_in_,
PT:=_time_in_,
Q=>_bool_out_,
ET=>_time_out_);
The TOF timer resets output Q to OFF after a
preset time delay.

Basic instructions
7.2 Timers
S7-1200 Programmable controller
System Manual, 04/2012, A5E02486680-06 183
LAD / FBD boxes LAD coils SCL Description
"IEC_Timer_0_DB".TONR (
IN:=_bool_in_,
R:=_bool_in_
PT:=_time_in_,
Q=>_bool_out_,
ET=>_time_out_);
The TONR timer sets output Q to ON after a
preset time delay. Elapsed time is accumulated
over multiple timing periods until the R input is
used to reset the elapsed time.
FBD only:
(No SCL equivalent) The PT (Preset timer) coil loads a new PRESET
time value in the specified IEC_Timer.
FBD only:
(No SCL equivalent) The RT (Reset timer) coil resets the specified
IEC_Timer.
1 STEP 7 automatically creates the DB when you insert the instruction.
2 In the SCL examples, "IEC_Timer_0_DB" is the name of the instance DB.
Table 7- 18 Data types for the parameters
Parameter Data type Description
Box: IN
Coil: Power flow
Bool TP, TON, and TONR:
Box: 0=Disable timer, 1=Enable timer
Coil: No power flow=Disable timer, Power flow=Enable timer
TOF:
Box: 0=Enable timer, 1=Disable timer
Coil: No power flow=Enable timer, Power flow=Disable timer
R Bool TONR box only:
0=No reset
1= Reset elapsed time and Q bit to 0
Box: PT
Coil: "PRESET_Tag"
Time Timer box or coil: Preset time input
Box: Q
Coil: DBdata.Q
Bool Timer box: Q box output or Q bit in the timer DB data
Timer coil: you can only address the Q bit in the timer DB data
Box: ET
Coil: DBdata.ET
Time Timer box: ET (elapsed time) box output or ET time value in the timer DB
data
Timer coil: you can only address the ET time value in the timer DB data.

Basic instructions
7.2 Timers
S7-1200 Programmable controller
184 System Manual, 04/2012, A5E02486680-06
Table 7- 19 Effect of value changes in the PT and IN parameters
Timer Changes in the PT and IN box parameters and the corresponding coil parameters
TP Changing PT has no effect while the timer runs.
Changing IN has no effect while the timer runs.
TON Changing PT has no effect while the timer runs.
Changing IN to FALSE, while the timer runs, resets and stops the timer.
TOF Changing PT has no effect while the timer runs.
Changing IN to TRUE, while the timer runs, resets and stops the timer.
TONR Changing PT has no effect while the timer runs, but has an effect when the timer resumes.
Changing IN to FALSE, while the timer runs, stops the timer but does not reset the timer. Changing
IN back to TRUE will cause the timer to start timing from the accumulated time value.
PT (preset time) and ET (elapsed time) values are stored in the specified IEC_TIMER DB
data as signed double integers that represent milliseconds of time. TIME data uses the T#
identifier and can be entered as a simple time unit (T#200ms or 200) and as compound time
units like T#2s_200ms.
Table 7- 20 Size and range of the TIME data type
Data type Size Valid number ranges1
TIME 32 bits, stored
as DInt data
T#-24d_20h_31m_23s_648ms to T#24d_20h_31m_23s_647ms
Stored as -2,147,483,648 ms to +2,147,483,647 ms
1 The negative range of the TIME data type shown above cannot be used with the timer instructions. Negative PT (preset
time) values are set to zero when the timer instruction is executed. ET (elapsed time) is always a positive value.
Timer coil example
The -(TP)-, -(TON)-, -(TOF)-, and -(TONR)- timer coils must be the last instruction in a LAD
network. As shown in the timer example, a contact instruction in a subsequent network
evaluates the Q bit in a timer coil's IEC_Timer DB data. Likewise, you must address the
ELAPSED element in the IEC_timer DB data if you want to use the elapsed time value in
your program.
The pulse timer is started on a 0 to 1 transition of the Tag_Input bit value. The timer runs for
the time specified by Tag_Time time value.
As long as the timer runs, the state of DB1.MyIEC_Timer.Q=1 and the Tag_Output value=1.
When the Tag_Time value has elapsed, then DB1.MyIEC_Timer.Q=0 and the Tag_Output
value=0.

Basic instructions
7.2 Timers
S7-1200 Programmable controller
System Manual, 04/2012, A5E02486680-06 185
Reset timer -(RT)- and Preset timer -(PT)- coils
These coil instructions can be used with box or coil timers and can be placed in a mid-line
position. The coil output power flow status is always the same as the coil input status. When
the -(RT)- coil is activated, the ELAPSED time element of the specified IEC_Timer DB data
is reset to 0. When the -(PT)- coil is activated, the PRESET time element of the specified
IEC_Timer DB data is reset to 0.
Note
When you place timer instructions in an FB, you can select the "Multi-instance data block"
option. The timer structure names can be different with separate data structures, but the
timer data is contained in a single data block and does not require a separate data block for
each timer. This reduces the processing time and data storage necessary for handling the
timers. There is no interaction between the timer data structures in the shared multi-instance
DB.
Operation of the timers
Table 7- 21 Types of IEC timers
Timer Timing diagram
TP: Pulse timer
The TP timer generates a pulse with a preset width
time.
,1
4
(7
37
37 37 37
TON: ON-delay timer
The TON timer sets output Q to ON after a preset time
delay.
,1
4
(7
37
37
37

Basic instructions
7.2 Timers
S7-1200 Programmable controller
186 System Manual, 04/2012, A5E02486680-06
Timer Timing diagram
TOF: OFF-delay timer
The TOF timer resets output Q to OFF after a preset
time delay.
,1
4
(7
37
37
37
TONR: ON-delay Retentive timer
The TONR timer sets output Q to ON after a preset time
delay. Elapsed time is accumulated over multiple timing
periods until the R input is used to reset the elapsed
time.
,1
4
5
(7 37
Note
In the CPU, no dedicated resource is allocated to any specific timer instruction. Instead,
each timer utilizes its own timer structure in DB memory and a continuously-running internal
CPU timer to perform timing.
When a timer is started due to an edge change on the input of a TP, TON, TOF, or TONR
instruction, the value of the continuously-running internal CPU timer is copied into the
START member of the DB structure allocated for this timer instruction. This start value
remains unchanged while the timer continues to run, and is used later each time the timer is
updated. Each time the timer is started, a new start value is loaded into the timer structure
from the internal CPU timer.
When a timer is updated, the start value described above is subtracted from the current
value of the internal CPU timer to determine the elapsed time. The elapsed time is then
compared with the preset to determine the state of the timer Q bit. The ELAPSED and Q
members are then updated in the DB structure allocated for this timer. Note that the elapsed
time is clamped at the preset value (the timer does not continue to accumulate elapsed time
after the preset is reached).

Basic instructions
7.2 Timers
S7-1200 Programmable controller
System Manual, 04/2012, A5E02486680-06 187
A timer update is performed when and only when:
● A timer instruction (TP, TON, TOF, or TONR) is executed
● The "ELAPSED" member of the timer structure in DB is referenced directly by an
instruction
● The "Q" member of the timer structure in DB is referenced directly by an instruction
Timer programming
The following consequences of timer operation should be considered when planning and
creating your user program:
● You can have multiple updates of a timer in the same scan. The timer is updated each
time the timer instruction (TP, TON, TOF, TONR) is executed and each time the
ELAPSED or Q member of the timer structure is used as a parameter of another
executed instruction. This is an advantage if you want the latest time data (essentially an
immediate read of the timer). However, if you desire to have consistent values throughout
a program scan, then place your timer instruction prior to all other instructions that need
these values, and use tags from the Q and ET outputs of the timer instruction instead of
the ELAPSED and Q members of the timer DB structure.
● You can have scans during which no update of a timer occurs. It is possible to start your
timer in a function, and then cease to call that function again for one or more scans. If no
other instructions are executed which reference the ELAPSED or Q members of the timer
structure, then the timer will not be updated. A new update will not occur until either the
timer instruction is executed again or some other instruction is executed using ELAPSED
or Q from the timer structure as a parameter.
● Although not typical, you can assign the same DB timer structure to multiple timer
instructions. In general, to avoid unexpected interaction, you should only use one timer
instruction (TP, TON, TOF, TONR) per DB timer structure.
● Self-resetting timers are useful to trigger actions that need to occur periodically. Typically,
self-resetting timers are created by placing a normally-closed contact which references
the timer bit in front of the timer instruction. This timer network is typically located above
one or more dependent networks that use the timer bit to trigger actions. When the timer
expires (elapsed time reaches preset value), the timer bit is ON for one scan, allowing the
dependent network logic controlled by the timer bit to execute. Upon the next execution of
the timer network, the normally closed contact is OFF, thus resetting the timer and
clearing the timer bit. The next scan, the normally closed contact is ON, thus restarting
the timer. When creating self-resetting timers such as this, do not use the "Q" member of
the timer DB structure as the parameter for the normally-closed contact in front of the
timer instruction. Instead, use the tag connected to the "Q" output of the timer instruction
for this purpose. The reason to avoid accessing the Q member of the timer DB structure
is because this causes an update to the timer and if the timer is updated due to the
normally closed contact, then the contact will reset the timer instruction immediately. The
Q output of the timer instruction will not be ON for the one scan and the dependent
networks will not execute.

Basic instructions
7.2 Timers
S7-1200 Programmable controller
188 System Manual, 04/2012, A5E02486680-06
Time data retention after a RUN-STOP-RUN transition or a CPU power cycle
If a run mode session is ended with stop mode or a CPU power cycle and a new run mode
session is started, then the timer data stored in the previous run mode session is lost, unless
the timer data structure is specified as retentive (TP, TON, TOF, and TONR timers).
When you accept the defaults in the call options dialog after you place a timer instruction in
the program editor, you are automatically assigned an instance DB which cannot be made
retentive. To make your timer data retentive, you must either use a global DB or a Multi-
instance DB.
Assign a global DB to store timer data as retentive data
This option works regardless of where the timer is placed (OB, FC, or FB).
1. Create a global DB:
– Double-click "Add new block" from the Project tree
– Click the data block (DB) icon
– For the Type, choose global DB
– If you want to be able to select individual data elements in this DB as retentive, be
sure the DB type "Optimized" box is checked. The other DB type option "Standard -
compatible with S7-300/400" only allows setting all DB data elements retentive or
none retentive.
– Click OK
2. Add timer structure(s) to the DB:
– In the new global DB, add a new static tag using data type IEC_Timer.
– In the "Retain" column, check the box so that this structure will be retentive.
– Repeat this process to create structures for all the timers that you want to store in this
DB. You can either place each timer structure in a unique global DB, or you can place
multiple timer structures into the same global DB. You can also place other static tags
besides timers in this global DB. Placing multiple timer structures into the same global
DB allows you to reduce your overall number of blocks.
– Rename the timer structures if desired.
3. Open the program block for editing where you want to place a retentive timer (OB, FC, or
FB).
4. Place the timer instruction at the desired location.
5. When the call options dialog appears, click the cancel button.
6. On the top of the new timer instruction, type the name (do not use the helper to browse)
of the global DB and timer structure that you created above (example:
"Data_block_3.Static_1").

Basic instructions
7.2 Timers
S7-1200 Programmable controller
System Manual, 04/2012, A5E02486680-06 189
Assign a multi-instance DB to store timer data as retentive data
This option only works if you place the timer in an FB.
This option depends upon whether the FB was created with "Optimized" block access
(allows symbolic access only). Once the FB has been created, you cannot change the
checkbox for "Optimized"; it must be chosen correctly when the FB is created, on the first
screen after selecting "Add new block" from the tree. To verify how the access attribute is
configured for an existing FB, right-click on the FB in the Project tree, choose properties, and
then choose attributes.
If the FB was created with the "Optimized" box checked (allows symbolic access only):
1. Open the FB for edit.
2. Place the timer instruction at the desired location in the FB.
3. When the Call options dialog appears, click on the Multi instance icon. The Multi Instance
option is only available if the instruction is being placed into an FB.
4. In the Call options dialog, rename the timer if desired.
5. Click OK. The timer instruction appears in the editor, and the IEC_TIMER structure
appears in the FB Interface under Static.
6. If necessary, open the FB interface editor (may have to click on the small arrow to
expand the view).
7. Under Static, locate the timer structure that was just created for you.
8. In the Retain column for this timer structure, change the selection to "Retain". Whenever
this FB is called later from another program block, an instance DB will be created with this
interface definition which contains the timer structure marked as retentive.
If the FB was created with the "Standard - compatible with S7-300/400" box checked (allows
symbolic and direct access):
1. Open the FB for edit.
2. Place the timer instruction at the desired location in the FB.
3. When the Call options dialog appears, click on the multi instance icon. The multi instance
option is only available if the instruction is being placed into an FB.
4. In the Call options dialog, rename the timer if desired.
5. Click OK. The timer instruction appears in the editor, and the IEC_TIMER structure
appears in the FB Interface under Static.
6. Open the block that will use this FB.
7. Place this FB at the desired location. Doing so results in the creation of an instance data
block for this FB.
8. Open the instance data block created when you placed the FB in the editor.
9. Under Static, locate the timer structure of interest. In the Retain column for this timer
structure, check the box to make this structure retentive.

Basic instructions
7.3 Counters
S7-1200 Programmable controller
190 System Manual, 04/2012, A5E02486680-06
7.3 Counters
Table 7- 22 Counter instructions
LAD / FBD SCL Description
"IEC_Counter_0_DB".CTU(
CU:=_bool_in,
R:=_bool_in,
PV:=_int_in,
Q=>_bool_out,
CV=>_int_out);
"IEC_Counter_0_DB".CTD(
CD:=_bool_in,
LD:=_bool_in,
PV:=_int_in,
Q=>_bool_out,
CV=>_int_out);
"IEC_Counter_0_DB".CTUD(
CU:=_bool_in,
CD:=_bool_in,
R:=_bool_in,
LD:=_bool_in,
PV:=_int_in,
QU=>_bool_out,
QD=>_bool_out,
CV=>_int_out);
Use the counter instructions to count internal program events and
external process events. Each counter uses a structure stored in a
data block to maintain counter data. You assign the data block when
the counter instruction is placed in the editor.
CTU is a count-up counter
CTD is a count-down counter
CTUD is a count-up-and-down counter
1 For LAD and FBD: Select the count value data type from the drop-down list below the instruction name.
2 STEP 7 automatically creates the DB when you insert the instruction.
3 In the SCL examples, "IEC_Counter_0_DB" is the name of the instance DB.
Table 7- 23 Data types for the parameters
Parameter Data type1 Description
CU, CD Bool Count up or count down, by one count
R (CTU, CTUD) Bool Reset count value to zero
LD (CTD, CTUD) Bool Load control for preset value
PV SInt, Int, DInt, USInt, UInt, UDInt Preset count value
Q, QU Bool True if CV >= PV
QD Bool True if CV <= 0
CV SInt, Int, DInt, USInt, UInt, UDInt Current count value
1 The numerical range of count values depends on the data type you select. If the count value is an unsigned integer
type, you can count down to zero or count up to the range limit. If the count value is a signed integer, you can count
down to the negative integer limit and count up to the positive integer limit.

Basic instructions
7.3 Counters
S7-1200 Programmable controller
System Manual, 04/2012, A5E02486680-06 191
The number of counters that you can use in your user program is limited only by the amount
of memory in the CPU. Counters use the following amount of memory:
● For SInt or USInt data types, the counter instruction uses 3 bytes.
● For Int or UInt data types, the counter instruction uses 6 bytes.
● For DInt or UDInt data types, the counter instruction uses 12 bytes.
These instructions use software counters whose maximum counting rate is limited by the
execution rate of the OB in which they are placed. The OB that the instructions are placed in
must be executed often enough to detect all transitions of the CU or CD inputs. For faster
counting operations, see the CTRL_HSC instruction (Page 337).
Note
When you place counter instructions in an FB, you can select the multi-instance DB option,
the counter structure names can be different with separate data structures, but the counter
data is contained in a single DB and does not require a separate DB for each counter. This
reduces the processing time and data storage necessary for the counters. There is no
interaction between the counter data structures in the shared multi-instance DB.
Operation of the counters
Table 7- 24 Operation of the CTU counter
Counter Operation
The CTU counter counts up by 1 when the value of parameter CU
changes from 0 to 1. The CTU timing diagram shows the operation for
an unsigned integer count value (where PV = 3).
If the value of parameter CV (current count value) is greater than or
equal to the value of parameter PV (preset count value), then the
counter output parameter Q = 1.
If the value of the reset parameter R changes from 0 to 1, then the
current count value is reset to 0.
&8
5
&9
4

Basic instructions
7.3 Counters
S7-1200 Programmable controller
192 System Manual, 04/2012, A5E02486680-06
Table 7- 25 Operation of the CTD counter
Counter Operation
The CTD counter counts down by 1 when the value of
parameter CD changes from 0 to 1. The CTD timing diagram
shows the operation for an unsigned integer count value
(where PV = 3).
If the value of parameter CV (current count value) is equal
to or less than 0, the counter output parameter Q = 1.
If the value of parameter LOAD changes from 0 to 1, the
value at parameter PV (preset value) is loaded to the
counter as the new CV (current count value).
&'
&9
4
/2$'
Table 7- 26 Operation of the CTUD counter
Counter Operation
The CTUD counter counts up or
down by 1 on the 0 to 1
transition of the count up (CU) or
count down (CD) inputs. The
CTUD timing diagram shows the
operation for an unsigned
integer count value (where PV =
4).
If the value of parameter CV
is equal to or greater than the
value of parameter PV, then
the counter output parameter
QU = 1.
If the value of parameter CV
is less than or equal to zero,
then the counter output
parameter QD = 1.
If the value of parameter
LOAD changes from 0 to 1,
then the value at parameter
PV is loaded to the counter
as the new CV.
If the value of the reset
parameter R is changes from
0 to 1, the current count
value is reset to 0.
&8
&'
&9
48
4'
5
/2$'
Counter data retention after a RUN-STOP-RUN transition or a CPU power cycle
If a run mode session is ended with stop mode or a CPU power cycle and a new run mode
session is started, then the counter data stored in the previous run mode session is lost,
unless the counter data structure is specified as retentive (CTU, CTD, and CTUD counters).

Basic instructions
7.3 Counters
S7-1200 Programmable controller
System Manual, 04/2012, A5E02486680-06 193
When you accept the defaults in the call options dialog after you place a counter instruction
in the program editor, you are automatically assigned an instance DB which cannot be made
retentive. To make your counter data retentive, you must either use a global DB or a Multi-
instance DB.
Assign a global DB to store counter data as retentive data
This option works regardless of where the counter is placed (OB, FC, or FB).
1. Create a global DB:
– Double-click "Add new block" from the Project tree
– Click the data block (DB) icon
– For the Type, choose global DB
– If you want to be able to select individual items in this DB as retentive, be sure the
symbolic-access-only box is checked.
– Click OK
2. Add counter structure(s) to the DB:
– In the new global DB, add a new static tag using one of the counter data types. Be
sure to consider the Type you want to use for your Preset and Count values.
Counter Data Type Corresponding Type for the Preset and Count
Values
IEC_Counter INT
IEC_SCounter SINT
IEC_DCounter DINT
IEC_UCounter UINT
IEC_USCounter USINT
IEC_UDCounter UDINT
1. In the "Retain" column, check the box so that this structure will be retentive.
– Repeat this process to create structures for all the counters that you want to store in
this DB. You can either place each counter structure in a unique global DB, or you can
place multiple counter structures into the same global DB. You can also place other
static tags besides counters in this global DB. Placing multiple counter structures into
the same global DB allows you to reduce your overall number of blocks.
– Rename the counter structures if desired.
2. Open the program block for editing where you want to place a retentive counter (OB, FC,
or FB).
3. Place the counter instruction at the desired location.

Basic instructions
7.3 Counters
S7-1200 Programmable controller
194 System Manual, 04/2012, A5E02486680-06
4. When the call options dialog appears, click the cancel button. You should now see a new
counter instruction which has "???" both just above and just below the instruction name.
5. On the top of the new counter instruction, type the name (do not use the helper to
browse) of the global DB and counter structure that you created above (example:
"Data_block_3.Static_1"). This causes the corresponding preset and count value type to
be filled in (example: UInt for an IEC_UCounter structure).
Assign a multi-instance DB to store counter data as retentive data
This option only works if you place the counter in an FB.
This option depends upon whether the FB was created as symbolic access only. Once the
FB has been created, you cannot change the checkbox for "Symbolic access only"; it must
be chosen correctly when the FB is created, on the first screen after selecting "Add new
block" from the tree. To see how this box is configured for an existing FB, right-click on the
FB in the Project tree, choose properties, and then choose attributes.
If the FB was created with the "Symbolic access only" box checked:
1. Open the FB for edit.
2. Place the counter instruction at the desired location in the FB.
3. When the Call options dialog appears, click on the Multi instance icon. The Multi Instance
option is only available if the instruction is being placed into an FB.
4. In the Call options dialog, rename the counter if desired.
5. Click OK. The counter instruction appears in the editor with type INT for the preset and
count values, and the IEC_COUNTER structure appears in the FB Interface under Static.
6. If desired, change the type in the counter instruction from INT to one of the other types.
The counter structure will change correspondingly.
Type shown in counter instruction (for preset
and count values)
Corresponding structure Type shown in FB
interface
INT IEC_Counter
SINT IEC_SCounter
DINT IEC_DCounter
UINT IEC_UCounter
USINT IEC_USCounter
UDINT IEC_UDCounter
1. If necessary, open the FB interface editor (may have to click on the small arrow to
expand the view).
2. Under Static, locate the counter structure that was just created for you.
3. In the Retain column for this counter structure, change the selection to "Retain".
Whenever this FB is called later from another program block, an instance DB will be
created with this interface definition which contains the counter structure marked as
retentive.

Basic instructions
7.3 Counters
S7-1200 Programmable controller
System Manual, 04/2012, A5E02486680-06 195
If the FB was created with the "Symbolic access only" box
not
checked:
1. Open the FB for edit.
2. Place the counter instruction at the desired location in the FB.
3. When the Call options dialog appears, click on the multi instance icon. The multi instance
option is only available if the instruction is being placed into an FB.
4. In the Call options dialog, rename the counter if desired.
5. Click OK. The counter instruction appears in the editor with type INT for the preset and
count value, and the IEC_COUNTER structure appears in the FB Interface under Static.
6. If desired, change the type in the counter instruction from INT to one of the other types.
The counter structure will change correspondingly.
Type shown in counter instruction (for preset
and count values)
Corresponding structure Type shown in FB
interface
INT IEC_Counter
SINT IEC_SCounter
DINT IEC_DCounter
UINT IEC_UCounter
USINT IEC_USCounter
UDINT IEC_UDCounter
1. Open the block that will use this FB.
2. Place this FB at the desired location. Doing so results in the creation of an instance data
block for this FB.
3. Open the instance data block created when you placed the FB in the editor.
4. Under Static, locate the counter structure of interest. In the Retain column for this counter
structure, check the box to make this structure retentive.

Basic instructions
7.4 Compare
S7-1200 Programmable controller
196 System Manual, 04/2012, A5E02486680-06
7.4 Compare
7.4.1 Compare
Table 7- 27 Compare instructions
LAD FBD SCL Description
out := in1 = in2;
or
IF in1 = in2
THEN out := 1;
ELSE out := 0;
END_IF;
Compares two values of the same data type. When the
LAD contact comparison is TRUE, then the contact is
activated. When the FBD box comparison is TRUE,
then the box output is TRUE.
1 For LAD and FBD: Click the instruction name (such as "==") to change the comparison type from the drop-down list.
Click the "???" and select data type from the drop-down list.
Table 7- 28 Data types for the parameters
Parameter Data type Description
IN1, IN2 SInt, Int, DInt, USInt, UInt, UDInt, Real, LReal, String, Char,
Time, DTL, Constant
Values to compare
Table 7- 29 Comparison descriptions
Relation type The comparison is true if ...
= IN1 is equal to IN2
<> IN1 is not equal to IN2
>= IN1 is greater than or equal to IN2
<= IN1 is less than or equal to IN2
> IN1 is greater than IN2
< IN1 is less than IN2

Basic instructions
7.4 Compare
S7-1200 Programmable controller
System Manual, 04/2012, A5E02486680-06 197
7.4.2 In-range and Out-of-range instructions
Table 7- 30 In Range and Out of Range instructions
LAD / FBD SCL Description
out := IN_RANGE(min, val,
max);
out := OUT_RANGE(min, val,
max);
Tests whether an input value is in or out of a specified value range.
If the comparison is TRUE, then the box output is TRUE.
1 For LAD and FBD: Click the "???" and select the data type from the drop-down list.
Table 7- 31 Data types for the parameters
Parameter Data type1 Description
MIN, VAL, MAX SInt, Int, DInt, USInt, UInt, UDInt, Real, LReal, Constant Comparator inputs
1 The input parameters MIN, VAL, and MAX must be the same data type.
● The IN_RANGE comparison is true if: MIN <= VAL <= MAX
● The OUT_RANGE comparison is true if: VAL < MIN or VAL > MAX
7.4.3 OK and Not OK instructions
Table 7- 32 OK and Not OK instructions
LAD FBD SCL Description
Not available
Not available
Tests whether an input data reference is a valid real
number according to IEEE specification 754.
1 For LAD and FBD: When the LAD contact is TRUE, the contact is activated and passes power flow. When the FBD box
is TRUE, then the box output is TRUE.

Basic instructions
7.5 Math
S7-1200 Programmable controller
198 System Manual, 04/2012, A5E02486680-06
Table 7- 33 Data types for the parameter
Parameter Data type Description
IN Real, LReal Input data
Table 7- 34 Operation
Instruction The Real number test is TRUE if:
OK The input value is a valid real number 1
NOT_OK The input value is not a valid real number 1
1 A Real or LReal value is invalid if it is +/- INF (infinity), NaN (Not a Number), or if it is a denormalized value. A
denormalized value is a number very close to zero. The CPU substitutes a zero for a denormalized value in calculations.
See also
EN and ENO for LAD, FBD and SCL (Page 163)
7.5 Math
7.5.1 Calculate instruction
Table 7- 35 CALCULATE instruction
LAD / FBD SCL Description
Use the
standard SCL
math
expressions to
create the
equation.
The CALCULATE instruction lets you create a math function that
operates on inputs (IN1, IN2, .. INn) and produces the result at OUT,
according to the equation that you define.
Select a data type first. All inputs and the output must be the same
data type.
To add another input, click the icon at the last input.
Table 7- 36 Data types for the parameters
Parameter Data type1
IN1, IN2, ..INn SInt, Int, DInt, USInt, UInt, UDInt, Real, LReal, Byte, Word, DWord
OUT SInt, Int, DInt, USInt, UInt, UDInt, Real, LReal, Byte, Word, DWord
1 The IN and OUT parameters must be the same data type (with implicit conversions of the input parameters). For
example: A SINT value for an input would be converted to an INT or a REAL value if OUT is an INT or REAL

Basic instructions
7.5 Math
S7-1200 Programmable controller
System Manual, 04/2012, A5E02486680-06 199
Click the calculator icon to open the dialog and define your math function. You enter your
equation as inputs (such as IN1 and IN2) and operations. When you click "OK" to save the
function, the dialog automatically creates the inputs for the CALCULATE instruction.
An example and a list of possible math operations you can include is shown at the bottom of
the editor.
Note
You also must create an input for any constants in your function. The constant value would
then be entered in the associated input for the CALCULATE instruction.
By entering constants as inputs, you can copy the CALCUL
A
TE instruction to other locations
in your user program without having to change the function. You then can change the values
or tags of the inputs for the instruction without modifying the function.
When CALCULATE is executed and all the individual operations in the calculation complete
successfully, then the ENO = 1. Otherwise, ENO = 0.
7.5.2 Add, subtract, multiply and divide instructions
Table 7- 37 Add, subtract, multiply and divide instructions
LAD / FBD SCL Description
out := in1 + in2;
out := in1 - in2;
out := in1 * in2;
out := in1 / in2;
ADD: Addition (IN1 + IN2 = OUT)
SUB: Subtraction (IN1 - IN2 = OUT)
MUL: Multiplication (IN1 * IN2 = OUT)
DIV: Division (IN1 / IN2 = OUT)
An Integer division operation truncates the fractional part of the quotient
to produce an integer output.
1 For LAD and FBD: Click the "???" and select a data type from the drop-down menu.

Basic instructions
7.5 Math
S7-1200 Programmable controller
200 System Manual, 04/2012, A5E02486680-06
Table 7- 38 Data types for the parameters (LAD and FBD)
Parameter Data type1 Description
IN1, IN2 SInt, Int, DInt, USInt, UInt, UDInt, Real, LReal, Constant Math operation inputs
OUT SInt, Int, DInt, USInt, UInt, UDInt, Real, LReal Math operation output
1 Parameters IN1, IN2, and OUTmust be the same data type.
To add an ADD or MUL input, click the "Create" icon or right-click on an input
stub for one of the existing IN parameters and select the "Insert input" command.
To remove an input, right-click on an input stub for one of the existing IN parameters (when
there are more than the original two inputs) and select the "Delete" command.
When enabled (EN = 1), the math instruction performs the specified operation on the input
values (IN1 and IN2) and stores the result in the memory address specified by the output
parameter (OUT). After the successful completion of the operation, the instruction sets ENO
= 1.
Table 7- 39 ENO status
ENO Description
1 No error
0 The Math operation result value would be outside the valid number range of the data type selected. The
least significant part of the result that fits in the destination size is returned.
0 Division by 0 (IN2 = 0): The result is undefined and zero is returned.
0 Real/LReal: If one of the input values is NaN (not a number) then NaN is returned.
0 ADD Real/LReal: If both IN values are INF with different signs, this is an illegal operation and NaN is
returned.
0 SUB Real/LReal: If both IN values are INF with the same sign, this is an illegal operation and NaN is
returned.
0 MUL Real/LReal: If one IN value is zero and the other is INF, this is an illegal operation and NaN is
returned.
0 DIV Real/LReal: If both IN values are zero or INF, this is an illegal operation and NaN is returned.
7.5.3 Modulo instruction
Table 7- 40 MOD instruction
LAD / FBD SCL Description
out := in1 MOD in2; You can use the MOD instruction to return the remainder of an integer
division operation. The value at the IN1 input is divided by the value at
the IN2 input and the remainder is returned at the OUT output.
1 For LAD and FBD: Click the "???" and select a data type from the drop-down menu.

Basic instructions
7.5 Math
S7-1200 Programmable controller
System Manual, 04/2012, A5E02486680-06 201
Table 7- 41 Data types for parameters
Parameter Data type1 Description
IN1 and IN2 SInt, Int, DInt, USInt, UInt, UDInt, Constant Modulo inputs
OUT SInt, Int, DInt, USInt, UInt, UDInt Modulo output
1 The IN1, IN2, and OUTparameters must be the same data type.
Table 7- 42 ENO values
ENO Description
1 No error
0 Value IN2 = 0, OUT is assigned the value zero
7.5.4 Negation instruction
Table 7- 43 NEG instruction
LAD / FBD SCL Description
-(in); The NEG instruction inverts the arithmetic sign of the value at parameter IN and stores
the result in parameter OUT.
1 For LAD and FBD: Click the "???" and select a data type from the drop-down menu.
Table 7- 44 Data types for parameters
Parameter Data type1 Description
IN SInt, Int, DInt, Real, LReal, Constant Math operation input
OUT SInt, Int, DInt, Real, LReal Math operation output
1 The IN and OUT parameters must be the same data type.
Table 7- 45 ENO status
ENO Description
1 No error
0 The resulting value is outside the valid number range of the selected data type.
Example for SInt: NEG (-128) results in +128 which exceeds the data type maximum.

Basic instructions
7.5 Math
S7-1200 Programmable controller
202 System Manual, 04/2012, A5E02486680-06
7.5.5 Increment and decrement instructions
Table 7- 46 INC and DEC instructions
LAD / FBD SCL Description
in_out := in_out + 1; Increments a signed or unsigned integer number value:
IN_OUT value +1 = IN_OUT value
in_out := in_out - 1; Decrements a signed or unsigned integer number value:
IN_OUT value - 1 = IN_OUT value
1 For LAD and FBD: Click the "???" and select a data type from the drop-down menu.
Table 7- 47 Data types for parameters
Parameter Data type Description
IN/OUT SInt, Int, DInt, USInt, UInt, UDInt Math operation input and output
Table 7- 48 ENO status
ENO Description
1 No error
0 The resulting value is outside the valid number range of the selected data type.
Example for SInt: INC (+127) results in +128, which exceeds the data type maximum.
7.5.6 Absolute value instruction
Table 7- 49 ABS instruction
LAD / FBD SCL Description
out := ABS(in); Calculates the absolute value of a signed integer or real number at parameter
IN and stores the result in parameter OUT.
1 For LAD and FBD: Click the "???" and select a data type from the drop-down menu.

Basic instructions
7.5 Math
S7-1200 Programmable controller
System Manual, 04/2012, A5E02486680-06 203
Table 7- 50 Data types for parameters
Parameter Data type1 Description
IN SInt, Int, DInt, Real, LReal Math operation input
OUT SInt, Int, DInt, Real, LReal Math operation output
1 The IN and OUT parameters must be the same data type.
Table 7- 51 ENO status
ENO Description
1 No error
0 The math operation result value is outside the valid number range of the selected data type.
Example for SInt: ABS (-128) results in +128 which exceeds the data type maximum.
7.5.7 Minimum and Maximum instructions
Table 7- 52 MIN and MAX instructions
LAD / FBD SCL Description
out:= MIN(
in1:=_variant_in_,
in2:=_variant_in_
[,...in32]);
The MIN instruction compares the value of two parameters IN1
and IN2 and assigns the minimum (lesser) value to parameter
OUT.
out:= MAX(
in1:=_variant_in_,
in2:=_variant_in_
[,...in32]);
The MAX instruction compares the value of two parameters IN1
and IN2 and assigns the maximum (greater) value to parameter
OUT.
1 For LAD and FBD: Click the "???" and select a data type from the drop-down menu.
Table 7- 53 Data types for the parameters
Parameter Data type1 Description
IN1, IN2
[...IN32]
SInt, Int, DInt, USInt, UInt, UDInt, Real, LReal, Constant Math operation inputs (up to 32 inputs)
OUT SInt, Int, DInt, USInt, UInt, UDInt, Real, LReal Math operation output
1 The IN1, IN2, and OUT parameters must be the same data type.

Basic instructions
7.5 Math
S7-1200 Programmable controller
204 System Manual, 04/2012, A5E02486680-06
To add an input, click the "Create" icon or right-click on an input stub for one of
the existing IN parameters and select the "Insert input" command.
To remove an input, right-click on an input stub for one of the existing IN parameters (when
there are more than the original two inputs) and select the "Delete" command.
Table 7- 54 ENO status
ENO Description
1 No error
0 For Real data type only:
One or more inputs is not a real number (NaN).
The resulting OUT is +/- INF (infinity).
7.5.8 Limit instruction
Table 7- 55 LIMIT instruction
LAD / FBD SCL Description
LIMIT(MN:=_variant_in_,
IN:=_variant_in_,
MX:=_variant_in_,
OUT:=_variant_out_);
The Limit instruction tests if the value of parameter IN is inside the
value range specified by parameters MIN and MAX and if not,
clamps the value at MIN or MAX.
1 For LAD and FBD: Click the "???" and select a data type from the drop-down menu.
Table 7- 56 Data types for the parameters
Parameter Data type1 Description
MN, IN, and MX SInt, Int, DInt, USInt, UInt, UDInt, Real, LReal, Constant Math operation inputs
OUT SInt, Int, DInt, USInt, UInt, UDInt, Real, LReal Math operation output
1 The MN, IN, MX, and OUTparameters must be the same data type.
If the value of parameter IN is within the specified range, then the value of IN is stored in
parameter OUT. If the value of parameter IN is outside of the specified range, then the OUT
value is the value of parameter MIN (if the IN value is less than the MIN value) or the value
of parameter MAX (if the IN value is greater than the MAX value).

Basic instructions
7.5 Math
S7-1200 Programmable controller
System Manual, 04/2012, A5E02486680-06 205
Table 7- 57 ENO status
ENO Description
1 No error
0 Real: If one or more of the values for MIN, IN and MAX is NaN (Not a Number), then NaN is returned.
0 If MIN is greater than MAX, the value IN is assigned to OUT.
SCL examples:
● MyVal := LIMIT(MN:=10,IN:=53, MX:=40); //Result: MyVal = 40
● MyVal := LIMIT(MN:=10,IN:=37, MX:=40); //Result: MyVal = 37
● MyVal := LIMIT(MN:=10,IN:=8, MX:=40); //Result: MyVal = 10
7.5.9 Floating-point math instructions
You use the floating point instructions to program mathematical operations using a Real or
LReal data type:
● SQR: Square (IN 2 = OUT)
● SQRT: Square root (√IN = OUT)
● LN: Natural logarithm (LN(IN) = OUT)
● EXP: Natural exponential (e IN =OUT), where base e = 2.71828182845904523536
● EXPT: General exponential (IN1 IN2 = OUT)
EXPT parameters IN1 and OUT are always the same data type, for which you must
select Real or LReal. You can select the data type for the exponent parameter IN2 from
among many data types.
● FRAC: Fraction (fractional part of floating point number IN = OUT)
● SIN: Sine (sin(IN radians) = OUT)
ASIN: Inverse sine (arcsine(IN) = OUT radians), where the sin(OUT radians) = IN
● COS: Cosine (cos(IN radians) = OUT)
ACOS: Inverse cosine (arccos(IN) = OUT radians), where the cos(OUT radians) = IN
● TAN: Tangent (tan(IN radians) = OUT)
ATAN: Inverse tangent (arctan(IN) = OUT radians), where the tan(OUT radians) = IN

Basic instructions
7.5 Math
S7-1200 Programmable controller
206 System Manual, 04/2012, A5E02486680-06
Table 7- 58 Examples of floating-point math instructions
LAD / FBD SCL Description
out := SQR(in);
or
out := in * in;
Square: IN 2 = OUT
For example: If IN = 9, then OUT = 81.
out := in1 ** in2; General exponential: IN1 IN2 = OUT
For example: If IN1 = 3 and IN2 = 2, then OUT = 9.
1 For LAD and FBD: Click the "???" (by the instruction name) and select a data type from the drop-down menu.
2 For SCL: You can also use the basic SCL math operators to create the mathematical expressions.
Table 7- 59 Data types for parameters
Parameter Data type Description
IN, IN1 Real, LReal, Constant Inputs
IN2 SInt, Int, DInt, USInt, UInt,UDInt, Real, LReal, Constant EXPT exponent input
OUT Real, LReal Outputs
Table 7- 60 ENO status
ENO Instruction Condition Result (OUT)
1 All No error Valid result
Result exceeds valid Real/LReal range +INF SQR
IN is +/- NaN (not a number) +NaN
IN is negative -NaN SQRT
IN is +/- INF (infinity) or +/- NaN +/- INF or +/- NaN
IN is 0.0, negative, -INF, or -NaN -NaN LN
IN is +INF or +NaN +INF or +NaN
Result exceeds valid Real/LReal range +INF EXP
IN is +/- NaN +/- NaN
SIN, COS, TAN IN is +/- INF or +/- NaN +/- INF or +/- NaN
IN is outside valid range of -1.0 to +1.0 +NaN ASIN, ACOS
IN is +/- NaN +/- NaN
ATAN IN is +/- NaN +/- NaN
FRAC IN is +/- INF or +/- NaN +NaN
IN1 is +INF and IN2 is not -INF +INF
IN1 is negative or -INF +NaN if IN2 is Real/LReal,
-INF otherwise
0
EXPT
IN1 or IN2 is +/- NaN +NaN

Basic instructions
7.6 Move
S7-1200 Programmable controller
System Manual, 04/2012, A5E02486680-06 207
ENO Instruction Condition Result (OUT)
IN1 is 0.0 and IN2 is Real/LReal (only) +NaN
7.6 Move
7.6.1 Move and block move instructions
Use the Move instructions to copy data elements to a new memory address and convert
from one data type to another. The source data is not changed by the move process.
● The MOVE instruction copies a single data element from the source address specified by
the IN parameter to the destination addresses specified by the OUT parameter.
● The MOVE_BLK and UMOVE_BLK instructions have an additional COUNT parameter.
The COUNT specifies how many data elements are copied. The number of bytes per
element copied depends on the data type assigned to the IN and OUT parameter tag
names in the PLC tag table.
Table 7- 61 MOVE, MOVE_BLK and UMOVE_BLK instructions
LAD / FBD SCL Description
out1 := in; Copies a data element stored at a specified address to a new address
or multiple addresses.1
MOVE_BLK(
in:=_variant_in,
count:=_uint_in,
out=>_variant_out);
Interruptible move that copies a block of data elements to a new
address.
UMOVE_BLK(
in:=_variant_in,
count:=_uint_in,
out=>_variant_out);
Uninterruptible move that copies a block of data elements to a new
address.
1 MOVE instruction: To add another output in LAD or FBD, click the "Create" icon by the output parameter. For SCL, use
multiple assignment statements. You might also use one of the loop constructions.
Table 7- 62 Data types for the MOVE instruction
Parameter Data type Description
IN SInt, Int, DInt, USInt, UInt, UDInt, Real, LReal, Byte, Word,
DWord, Char, Array, Struct, DTL, Time
Source address
OUT SInt, Int, DInt, USInt, UInt, UDInt, Real, LReal, Byte, Word,
DWord, Char, Array, Struct, DTL, Time
Destination address

Basic instructions
7.6 Move
S7-1200 Programmable controller
208 System Manual, 04/2012, A5E02486680-06
To add MOVE outputs, click the "Create" icon or right-click on an output stub for
one of the existing OUT parameters and select the "Insert output" command.
To remove an output, right-click on an output stub for one of the existing OUT parameters
(when there are more than the original two outputs) and select the "Delete" command.
Table 7- 63 Data types for the MOVE_BLK and UMOVE_BLK instructions
Parameter Data type Description
IN SInt, Int, DInt, USInt, UInt, UDInt, Real, LReal Byte,
Word, DWord
Source start address
COUNT UInt Number of data elements to copy
OUT SInt, Int, DInt, USInt, UInt, UDInt, Real, LReal, Byte,
Word, DWord
Destination start address
Note
Rules for data copy operations
To copy the Bool data type, use SET_BF, RESET_BF, R, S, or output coil (LAD)
(Page 178)
To copy a single elementary data type, use MOVE
To copy an array of an elementary data type, use MOVE_BLK or UMOVE_BLK
To copy a structure, use MOVE
To copy a string, use S_MOVE (Page 254)
To copy a single character in a string, use MOVE
The MOVE_BLK and UMOVE_BLK instructions cannot be used to copy arrays or
structures to the I, Q, or M memory areas.
MOVE_BLK and UMOVE_BLK instructions differ in how interrupts are handled:
● Interrupt events are queued and processed during MOVE_BLK execution. Use the
MOVE_BLK instruction when the data at the move destination address is not used within
an interrupt OB subprogram or, if used, the destination data does not have to be
consistent. If a MOVE_BLK operation is interrupted, then the last data element moved is
complete and consistent at the destination address. The MOVE_BLK operation is
resumed after the interrupt OB execution is complete.
● Interrupt events are queued but not processed until UMOVE_BLK execution is complete.
Use the UMOVE_BLK instruction when the move operation must be completed and the
destination data consistent, before the execution of an interrupt OB subprogram. For
more information, see the section on data consistency (Page 153).
ENO is always true following execution of the MOVE instruction.

Basic instructions
7.6 Move
S7-1200 Programmable controller
System Manual, 04/2012, A5E02486680-06 209
Table 7- 64 ENO status
ENO Condition Result
1 No error All COUNT elements were
successfully copied.
0 Either the source (IN) range or the destination
(OUT) range exceeds the available memory
area.
Elements that fit are copied. No partial
elements are copied.
7.6.2 FieldRead and FieldWrite instructions
Note
STEP 7 V10.5 did not support a variable reference as an array index or multi-dimensional
arrays. The FieldRead and FieldWrite instructions were used to provide variable array index
operations for a one-dimensional array. STEP 7 V11 does support a variable as an array
index and multi-dimensional arrays. FieldRead and FieldWrite are included in STEP 7 V11
for backward compatibility with programs that have used these instructions.
Table 7- 65 FieldRead and FieldWrite instructions
LAD / FBD SCL Description
value :=
member[index];
FieldRead reads the array element with the index value INDEX
from the array whose first element in specified by the MEMBER
parameter. The value of the array element is transferred to the
location specified at the VALUE parameter.
member[index]
:= value;
WriteField transfers the value at the location specified by the
VALUE parameter to the array whose first element is specified by
the MEMBER parameter. The value is transferred to the array
element whose array index is specified by the INDEX parameter.
1 For LAD and FBD: Click the "???" and select a data type from the drop-down menu.

Basic instructions
7.6 Move
S7-1200 Programmable controller
210 System Manual, 04/2012, A5E02486680-06
Table 7- 66 Data types for parameters
Parameter and type Data type Description
Index Input DInt The index number of the array element to be
read or written to
Member 1 Input Array element types:
Bool, Byte, Word, DWord, Char, SInt, Int,
Dint, USInt, UInt, UDInt, Real, LReal
Location of the first element in a one-
dimension array defined in a global data block
or block interface.
For example: If the array index is specified as
[-2..4], then the index of the first element is -2
and not 0.
Value 1 Out Bool, Byte, Word, DWord, Char, SInt, Int,
Dint, USInt, UInt, UDInt, Real, LReal
Location to which the specified array element
is copied (FieldRead)
Location of the value that is copied to the
specified array element (FieldWrite)
1 The data type of the array element specified by the MEMBER parameter and the VALUE parameter must have the
same data type.
The enable output ENO = 0, if one of the following conditions applies:
● The EN input has signal state "0"
● The array element specified at the INDEX parameter is not defined in the array
referenced at MEMBER parameter
● Errors such as an overflow occur during processing
Accessing data by array indexing
To access elements of an array with a variable, simply use the variable as an array index in
your program logic. For example, the network below sets an output based on the Boolean
value of an array of Booleans in "Data_block_1" referenced by the PLC tag "Index".
The logic with the variable array index is equivalent to the former method using the
FieldRead instruction:
FieldWrite and FieldRead instructions can be replaced with variable array indexing logic.

Basic instructions
7.6 Move
S7-1200 Programmable controller
System Manual, 04/2012, A5E02486680-06 211
SCL has no FieldRead or FieldWrite instructions, but supports indirect addressing of an
array with a variable:
#Tag_1 := "Data_block_1".Bool_Array[#Index];
7.6.3 Fill instructions
Table 7- 67 FILL_BLK and UFILL_BLK instructions
LAD / FBD SCL Description
FILL_BLK(
in:=_variant_in,
count:=int,
out=>_variant_out);
Interruptible fill instruction: Fills an address range with copies of a
specified data element
UFILL_BLK(
in:=_variant_in,
count:=int
out=>_variant_out);
Uninterruptible fill instruction: Fills an address range with copies of a
specified data element
Table 7- 68 Data types for parameters
Parameter Data type Description
IN SInt, Int, DIntT, USInt, UInt, UDInt, Real, LReal, Byte, Word,
DWord
Data source address
COUNT USInt, UInt Number of data elements to copy
OUT SInt, Int, DIntT, USInt, UInt, UDInt, Real, LReal, Byte, Word,
DWord
Data destination address
Note
Rules for data fill operations
To fill with the BOOL data type, use SET_BF, RESET_BF, R, S, or output coil (LAD)
To fill with a single elementary data type, use MOVE
To fill an array with an elementary data type, use FILL_BLK or UFILL_BLK
To fill a single character in a string, use MOVE
The FILL_BLK and UFILL_BLK instructions cannot be used to fill arrays in the I, Q, or M
memory areas.
The FILL_BLK and UFILL_BLK instructions copy the source data element IN to the
destination where the initial address is specified by the parameter OUT. The copy process
repeats and a block of adjacent addresses is filled until the number of copies is equal to the
COUNT parameter.

Basic instructions
7.6 Move
S7-1200 Programmable controller
212 System Manual, 04/2012, A5E02486680-06
FILL_BLK and UFILL_BLK instructions differ in how interrupts are handled:
● Interrupt events are queued and processed during FILL_BLK execution. Use the
FILL_BLK instruction when the data at the move destination address is not used within an
interrupt OB subprogram or, if used, the destination data does not have to be consistent.
● Interrupt events are queued but not processed until UFILL_BLK execution is complete.
Use the UFILL_BLK instruction when the move operation must be completed and the
destination data consistent, before the execution of an interrupt OB subprogram.
Table 7- 69 ENO status
ENO Condition Result
1 No error The IN element was successfully copied to
all COUNT destinations.
0 The destination (OUT) range exceeds
the available memory area
Elements that fit are copied. No partial
elements are copied.
7.6.4 Swap instruction
Table 7- 70 SWAP instruction
LAD / FBD SCL Description
out := SWAP(in); Reverses the byte order for two-byte and four-byte data elements. No change
is made to the bit order within each byte. ENO is always TRUE following
execution of the SWAP instruction.
1 For LAD and FBD: Click the "???" and select a data type from the drop-down menu.
Table 7- 71 Data types for the parameters
Parameter Data type Description
IN Word, DWord Ordered data bytes IN
OUT Word, DWord Reverse ordered data bytes OUT
Example 1 Parameter IN = MB0
(before execution)
Parameter OUT = MB4,
(after execution)
Address MB0 MB1 MB4 MB5
W#16#1234
WORD
12
MSB
34
LSB
34
MSB
12
LSB

Basic instructions
7.7 Convert
S7-1200 Programmable controller
System Manual, 04/2012, A5E02486680-06 213
Example 2 Parameter IN = MB0
(before execution)
Parameter OUT = MB4,
(after execution)
Address MB0 MB1 MB2 MB3 MB4 MB5 MB6 MB7
DW#16#
12345678
DWORD
12
MSB
34 56 78
LSB
78
MSB
56 34 12
LSB
7.7 Convert
7.7.1 CONV instruction
Table 7- 72 Convert (CONV) instruction
LAD / FBD SCL Description
out := <data type in>_TO_<data type out>(in); Converts a data element from one
data type to another data type.
1 For LAD and FBD: Click the "???" and select the data types from the drop-down menu.
2 For SCL: Construct the conversion instruction by identifying the data type for the input parameter (in) and output
parameter (out). For example, DWORD_TO_REAL converts a DWord value to a Real value.
Table 7- 73 Data types for the parameters
Parameter Data type Description
IN Bit string1, SInt, USInt, Int, UInt, DInt, UDInt, Real, LReal,
BCD16, BCD32
Input value
OUT Bit string1, SInt, USInt, Int, UInt, DInt, UDInt, Real, LReal,
BCD16, BCE32
Input value converted to a new data type
1 The instruction does not allow you to select Bit strings (Byte, Word, DWord). To enter an operand of data type Byte,
Word, or DWord for a parameter of the instruction, select an unsigned integer with the same bit length. For example,
select USInt for a Byte, UInt for a Word, or UDInt for a DWord.
After you select the (convert from) data type, a list of possible conversions is shown in the
(convert to) dropdown list. Conversions from and to BCD16 are restricted to the Int data
type. Conversions from and to BCD32 are restricted to the DInt data type.

Basic instructions
7.7 Convert
S7-1200 Programmable controller
214 System Manual, 04/2012, A5E02486680-06
Table 7- 74 ENO status
ENO Description Result OUT
1 No error Valid result
0 IN is +/- INF or +/- NaN +/- INF or +/- NaN
0 Result exceeds valid range for OUT data type OUT is set to the least-significant bytes of IN
7.7.2 Conversion instructions for SCL
Conversion instructions for SCL
Table 7- 75 Conversion from a Bool, Byte, Word, or DWord
Data type Instruction Result
Bool BOOL_TO_BYTE, BOOL_TO_WORD,
BOOL_TO_DWORD, BOOL_TO_INT,
BOOL_TO_DINT
The value is transferred to the least significant bit of the
target data type.
BYTE_TO_BOOL The lowest bit is transferred into the destination data
type.
BYTE_TO_WORD, BYTE_TO_DWORD The value is transferred to the low byte of the target data
type.
BYTE_TO_SINT, BYTE_TO_USINT The value is transferred to the target data type.
Byte
BYTE_TO_INT, BYTE_TO_UINT,
BYTE_TO_DINT, BYTE_TO_UDINT
The value is transferred to the least significant byte of the
target data type.
WORD_TO_BOOL The lowest bit is transferred into the destination data
type.
WORD_TO_BYTE The low byte of the source value is transferred to the
target data type
WORD _TO_DWORD The value is transferred to the low byte of the target data
type.
WORD _TO_SINT, WORD _TO_USINT The low byte of the source value is transferred to the
target data type.
WORD _TO_INT, WORD _TO_UINT The value is transferred to the target data type.
Word
WORD _TO_DINT, WORD _TO_UDINT The value is transferred to the low byte of the target data
type.
DWORD_TO_BOOL The lowest bit is transferred into the destination data
type.
DWORD_TO_BYTE, DWORD_TO_WORD,
DWORD_TO_SINT, DWORD_TO_USINT,
DWORD_TO_INT, DWORD_TO_UINT
The low byte of the source value is transferred to the
target data type.
DWord
DWORD_TO_DINT, DWORD_TO_UDINT,
DWORD_TO_REAL
The value is transferred to the target data type.

Basic instructions
7.7 Convert
S7-1200 Programmable controller
System Manual, 04/2012, A5E02486680-06 215
Table 7- 76 Conversion from a short integer (SInt or USInt)
Data type Instruction Result
SINT_TO_BOOL The lowest bit is transferred into the destination data
type.
SINT_TO_BYTE The value is transferred to the target data type
SINT_TO_WORD, SINT_TO_DWORD,
SINT_TO_INT, SINT_TO_DINT
The value is transferred to the low byte of the target data
type.
SInt
SINT_TO_USINT, SINT_TO_UINT,
SINT_TO_UDINT, SINT_TO_REAL,
SINT_TO_LREAL, SINT_TO_CHAR,
SINT_TO_STRING
The value is converted.
USINT_TO_BOOL The lowest bit is transferred into the destination data
type.
USINT_TO_BYTE The value is transferred to the target data type
USINT_TO_WORD, USINT_TO_DWORD,
USINT_TO_INT, USINT_TO_UINT,
USINT_TO_DINT, USINT_TO_UDINT
The value is transferred to the low byte of the target data
type.
USInt
USINT_TO_SINT, USINT_TO_REAL,
USINT_TO_LREAL, USINT_TO_CHAR,
USINT_TO_STRING
The value is converted.
Table 7- 77 Conversion from an integer (Int or UInt)
Data type instruction Result
INT_TO_BOOL The lowest bit is transferred into the destination data
type.
INT_TO_BYTE, INT_TO_DWORD,
INT_TO_SINT, INT_TO_USINT,
INT_TO_UINT, INT_TO_UDINT,
INT_TO_REAL, INT_TO_LREAL,
INT_TO_CHAR, INT_TO_STRING
The value is converted.
INT_TO_WORD The value is transferred to the target data type.
Int
INT_TO_DINT The value is transferred to the low byte of the target data
type.
UINT_TO_BOOL The lowest bit is transferred into the destination data
type.
UINT_TO_BYTE, UINT_TO_SINT,
UINT_TO_USINT, UINT_TO_INT,
UINT_TO_REAL, UINT_TO_LREAL,
UINT_TO_CHAR, UINT_TO_STRING
The value is converted.
UINT_TO_WORD, UINT_TO_DATE The value is transferred to the target data type.
UInt
UINT_TO_DWORD, UINT_TO_DINT,
UINT_TO_UDINT
The value is transferred to the low byte of the target data
type.

Basic instructions
7.7 Convert
S7-1200 Programmable controller
216 System Manual, 04/2012, A5E02486680-06
Table 7- 78 Conversion from a double integer (Dint or UDInt)
Data type Instruction Result
DINT_TO_BOOL The lowest bit is transferred into the
destination data type.
DINT_TO_BYTE, DINT_TO_WORD, DINT_TO_SINT,
DINT_TO_USINT, DINT_TO_INT, DINT_TO_UINT,
DINT_TO_UDINT, DINT_TO_REAL, DINT_TO_LREAL,
DINT_TO_CHAR, DINT_TO_STRING
The value is converted.
DInt
DINT_TO_DWORD, DINT_TO_TIME The value is transferred to the target
data type.
UDINT_TO_BOOL The lowest bit is transferred into the
destination data type.
UDINT_TO_BYTE, UDINT_TO_WORD, UDINT_TO_SINT,
UDINT_TO_USINT, UDINT_TO_INT, UDINT_TO_UINT,
UDINT_TO_DINT, UDINT_TO_REAL, UDINT_TO_LREAL,
UDINT_TO_CHAR, UDINT_TO_STRING
The value is converted.
UDInt
UDINT_TO_DWORD, UDINT_TO_TOD The value is transferred to the target
data type.
Table 7- 79 Conversion from a Real number (Real or LReal)
Data type Instruction Result
REAL_TO_DWORD, REAL_TO_LREAL The value is transferred to the target
data type.
Real
REAL_TO_SINT, REAL_TO_USINT, REAL_TO_INT,
REAL_TO_UINT, REAL_TO_DINT, REAL_TO_UDINT,
REAL_TO_STRING
The value is converted.
LReal LREAL_TO_SINT, LREAL_TO_USINT, LREAL_TO_INT,
LREAL_TO_UINT, LREAL_TO_DINT, LREAL_TO_UDINT,
LREAL_TO_REAL, LREAL_TO_STRING
The value is converted.
Table 7- 80 Conversion from Time, DTL, TOD or Date
Data type Instruction Result
Time TIME_TO_DINT The value is transferred to the target data type.
DTL DTL_TO_DATE, DTL_TO_TOD The value is converted.
TOD TOD_TO_UDINT The value is converted.
Date DATE_TO_UINT The value is converted.

Basic instructions
7.7 Convert
S7-1200 Programmable controller
System Manual, 04/2012, A5E02486680-06 217
Table 7- 81 Conversion from a Char or String
Data type Instruction Result
CHAR_TO_SINT, CHAR_TO_USINT,
CHAR_TO_INT, CHAR_TO_UINT,
CHAR_TO_DINT, CHAR_TO_UDINT
The value is converted.
Char
CHAR_TO_STRING The value is transferred to the first character of
the string.
STRING_TO_SINT, STRING_TO_USINT,
STRING_TO_INT, STRING_TO_UINT,
STRING_TO_DINT, STRING_TO_UDINT,
STRING_TO_REAL, STRING_TO_LREAL
The value is converted.
String
STRING_TO_CHAR The first character of the string is copied to the
Char.
7.7.3 Round and truncate instructions
Table 7- 82 ROUND and TRUNC instructions
LAD / FBD SCL Description
out := ROUND (in); Converts a real number to an integer. The default data type is DINT. When
the output is a valid data type other than DINT, it must be declared
explicitly; for example, ROUND_REAL or ROUND_LREAL.
The real number fraction is rounded to the nearest integer value (IEEE -
round to nearest). If the number is exactly one-half the span between two
integers (for example, 10.5), then the number is rounded to the even
integer. For example:
ROUND (10.5) = 10
ROUND (11.5) = 12
out := TRUNC(in); TRUNC converts a real number to an integer. The fractional part of the real
number is truncated to zero (IEEE - round to zero).
1 For LAD and FBD: Click the "???" (by the instruction name) and select a data type from the drop-down menu.
Table 7- 83 Data types for the parameters
Parameter Data type Description
IN Real, LReal Floating point input
OUT SInt, Int, DInt, USInt, UInt, UDInt, Real, LReal Rounded or truncated output

Basic instructions
7.7 Convert
S7-1200 Programmable controller
218 System Manual, 04/2012, A5E02486680-06
Table 7- 84 ENO status
ENO Description Result OUT
1 No error Valid result
0 IN is +/- INF or +/- NaN +/- INF or +/- NaN
7.7.4 Ceiling and floor instructions
Table 7- 85 CEIL and FLOOR instructions
LAD / FBD SCL Description
out := CEIL(in); Converts a real number (Real or LReal) to the closest integer
greater than or equal to the selected real number (IEEE "round
to +infinity").
out := FLOOR(in); Converts a real number (Real or LReal) to the closest integer
smaller than or equal to the selected real number (IEEE "round
to -infinity").
1 For LAD and FBD: Click the "???" (by the instruction name) and select a data type from the drop-down menu.
Table 7- 86 Data types for the parameters
Parameter Data type Description
IN Real, LReal Floating point input
OUT SInt, Int, DInt, USInt, UInt, UDInt, Real, LReal Converted output
Table 7- 87 ENO status
ENO Description Result OUT
1 No error Valid result
0 IN is +/- INF or +/- NaN +/- INF or +/- NaN

Basic instructions
7.7 Convert
S7-1200 Programmable controller
System Manual, 04/2012, A5E02486680-06 219
7.7.5 Scale and normalize instructions
Table 7- 88 SCALE_X and NORM_X instructions
LAD / FBD SCL Description
out :=SCALE_X(min:=_in_,
value:=_in_,
max:=_in_);
Scales the normalized real parameter VALUE
where ( 0.0 <= VALUE <= 1.0 ) in the data type
and value range specified by the MIN and MAX
parameters:
OUT = VALUE (MAX - MIN) + MIN
out :=NORM_X(min:=_in_,
value:=_in_,
max:=_in_);
Normalizes the parameter VALUE inside the
value range specified by the MIN and MAX
parameters:
OUT = (VALUE - MIN) / (MAX - MIN),
where ( 0.0 <= OUT <= 1.0 )
1 For LAD and FBD: Click the "???" and select a data type from the drop-down menu.
Table 7- 89 Data types for the parameters
Parameter Data type1 Description
MIN SInt, Int, DInt, USInt, UInt, UDInt, Real, LReal Input minimum value for range
VALUE SCALE_X: Real, LReal
NORM_X: SInt, Int, DInt, USInt, UInt, UDInt, Real, LReal
Input value to scale or normalize
MAX SInt, Int, DInt, USInt, UInt, UDInt, Real, LReal Input maximum value for range
OUT SCALE_X: SInt, Int, DInt, USInt, UInt, UDInt, Real, LReal
NORM_X: Real, LReal
Scaled or normalized output value
1 For SCALE_X: Parameters MIN, MAX, and OUTmust be the same data type.
For NORM_X: Parameters MIN, VALUE, and MAXmust be the same data type.

Basic instructions
7.7 Convert
S7-1200 Programmable controller
220 System Manual, 04/2012, A5E02486680-06
Note
SCALE_X parameter VALUE should be restricted to ( 0.0 <= VALUE <= 1.0 )
If parameter VALUE is less than 0.0 or greater than 1.0:
The linear scaling operation can produce OUT values that are less than the parameter
MIN value or above the parameter MAX value for OUT values that fit within the value
range of the OUT data type. SCALE_X execution sets ENO = TRUE for these cases.
It is possible to generate scaled numbers that are not within the range of the OUT data
type. For these cases, the parameter OUT value is set to an intermediate value equal to
the least-significant portion of the scaled real number prior to final conversion to the OUT
data type. SCALE_X execution sets ENO = FALSE in this case.
NORM_X parameter VALUE should be restricted to ( MIN <= VALUE <= MAX )
If parameter VALUE is less than MIN or greater than MAX, the linear scaling operation can
produce normalized OUT values that are less than 0.0 or greater than 1.0. NORM_X
execution sets ENO = TRUE in this case.
Table 7- 90 ENO status
ENO Condition Result OUT
1 No error Valid result
0 Result exceeds valid range for the OUT data
type
Intermediate result: The least-significant portion of a real
number prior to final conversion to the OUT data type.
0 Parameters MAX <= MIN SCALE_X: The least-significant portion of the Real number
VALUE to fill up the OUT size.
NORM_X: VALUE in VALUE data type extended to fill a
double word size.
0 Parameter VALUE = +/- INF or +/- NaN VALUE is written to OUT
Example (LAD): normalizing and scaling an analog input value
An analog input from an analog signal module or signal board using input in current is in the
range 0 to 27648 for valid values. Suppose an analog input represents a temperature where
the 0 value of the analog input represents -30.0 degrees C and 27648 represents 70.0
degrees C.

Basic instructions
7.7 Convert
S7-1200 Programmable controller
System Manual, 04/2012, A5E02486680-06 221
To transform the analog value to the corresponding engineering units, normalize the input to
a value between 0.0 and 1.0, and then scale it between -30.0 and 70.0. The resulting value
is the temperature represented by the analog input in degrees C:
Note that if the analog input was from an analog signal module or signal board using voltage,
the MIN value for the NORM_X instruction would be -27648 instead of 0.
Example (LAD): normalizing and scaling an analog output value
An analog output to be set in an analog signal module or signal board using output in current
must be in the range 0 to 27648 for valid values. Suppose an analog output represents a
temperature setting where the 0 value of the analog input represents -30.0 degrees C and
27648 represents 70.0 degrees C. To convert a temperature value in memory that is
between -30.0 and 70.0 to a value for the analog output in the range 0 to 27648, you must
normalize the value in engineering units to a value between 0.0 and 1.0, and then scale it to
the range of the analog output, 0 to 27648:
Note that if the analog output was for an analog signal module or signal board using voltage,
the MIN value for the SCALE_X instruction would be -27648 instead of 0.
Additional information on analog input representations (Page 770) and analog output
representations (Page 771) in both voltage and current can be found in the Technical
Specifications.

Basic instructions
7.8 Program control
S7-1200 Programmable controller
222 System Manual, 04/2012, A5E02486680-06
7.8 Program control
7.8.1 Overview of SCL program control statements
Structured Control Language (SCL) provides three types of program control statements for
structuring your user program:
● Selective statements: A selective statement enables you to direct program execution into
alternative sequences of statements.
● Loops: You can control loop execution using iteration statements. An iteration statement
specifies which parts of a program should be iterated depending on certain conditions.
● Program jumps: A program jump means an immediate jump to a specified jump
destination and therefore to a different statement within the same block.
These program control statements use the syntax of the PASCAL programming language.
Table 7- 91 Types of SCL program control statements
Program control statement Description
IF-THEN statement
(Page 223)
Enables you to direct program execution into one of two alternative
branches, depending on a condition being TRUE or FALSE
Selective
CASE statement
(Page 224)
Enables the selective execution into 1 of
n
alternative branches, based
on the value of a variable
FOR statement
(Page 225)
Repeats a sequence of statements for as long as the control variable
remains within the specified value range
WHILE-DO statement
(Page 226)
Repeats a sequence of statements while an execution condition
continues to be satisfied
Loop
REPEAT-UNTIL
statement (Page 227)
Repeats a sequence of statements until a terminate condition is met
CONTINUE statement
(Page 227)
Stops the execution of the current loop iteration
EXIT statement
(Page 228)
Exits a loop at any point regardless of whether the terminate condition
is satisfied or not
GOTO statement
(Page 229)
Causes the program to jump immediately to a specified label
Program jump
IF-THEN statement
(Page 223)
Causes the program to exit the block currently being executed and to
return to the calling block
See also
RETURN statement (Page 229)

Basic instructions
7.8 Program control
S7-1200 Programmable controller
System Manual, 04/2012, A5E02486680-06 223
7.8.2 IF-THEN statement
The IF-THEN statement is a conditional statement that controls program flow by executing a
group of statements, based on the evaluation of a Bool value of a logical expression. You
can also use brackets to nest or structure the execution of multiple IF-THEN statements.
Table 7- 92 Elements of the IF-THEN statement
SCL Description
IF "condition" THEN
statement_A;
statement_B;
statement_C;
;
If "condition" is TRUE or 1, then execute the following statements until
encountering the END_IF statement.
If "condition" is FALSE or 0, then skip to END_IF statement (unless the
program includes optional ELSIF or ELSE statements).
[ELSIF "condition-n" THEN
statement_N;
;]
The optional ELSEIF1 statement provides additional conditions to be
evaluated. For example: If "condition" in the IF-THEN statement is FALSE,
then the program evaluates "condition-n". If "condition-n" is TRUE, then
execute "statement_N".
[ELSE
statement_X;
;]
The optional ELSE statement provides statements to be executed when the
"condition" of the IF-THEN statement is FALSE.
END_IF; The END_IF statement terminates the IF-THEN instruction.
1 You can include multiple ELSIF statements within one IF-THEN statement.
Table 7- 93 Variables for the IF-THEN statement
Variables Description
"condition" Required. The logical expression is either TRUE (1) or FALSE (0).
"statement_A" Optional. One or more statements to be executed when "condition" is TRUE.
"condition-n" Optional. The logical expression to be evaluated by the optional ELSIF statement.
"statement_N" Optional. One or more statements to be executed when "condition-n" of the ELSIF statement is
TRUE.
"statement_X" Optional. One or more statements to be executed when "condition" of the IF-THEN statement
is FALSE.
An IF statement is executed according to the following rules:
● The first sequence of statements whose logical expression = TRUE is executed. The
remaining sequences of statements are not executed.
● If no Boolean expression = TRUE, the sequence of statements introduced by ELSE is
executed (or no sequence of statements if the ELSE branch does not exist).
● Any number of ELSIF statements can exist.
Note
Using one or more ELSIF branches has the advantage that the logical expressions
following a valid expression are no longer evaluated in contrast to a sequence of IF
statements. The runtime of a program can therefore be reduced.

Basic instructions
7.8 Program control
S7-1200 Programmable controller
224 System Manual, 04/2012, A5E02486680-06
7.8.3 CASE statement
Table 7- 94 Elements of the CASE statement
SCL Description
CASE "Test_Value" OF
"ValueList": Statement[; Statement, ...]
"ValueList": Statement[; Statement, ...]
[ELSE
Else-statement[; Else-statement, ...]]
END_CASE;
The CASE statement executes one of several
groups of statements, depending on the value
of an expression.
Table 7- 95 Parameters
Parameter Description
"Test_Value" Required. Any numeric expression of data type Int
"ValueList" Required. A single value or a comma-separated list of values or ranges of values. (Use two
periods to define a range of values: 2..8) The following example illustrates the different
variants of the value list:
1: Statement_A;
2, 4: Statement _B;
3, 5..7,9: Statement _C;
Statement Required. One or more statements that are executed when "Test_Value" matches any value
in the value list
Else-statement Optional. One or more statements that are executed if no match with a value of the
"ValueList" stated matches
The CASE statement is executed according to the following rules:
● The selection expression must return a value of the type Int.
● When a CASE statement is processed, the program checks whether the value of the
selection expression is contained within a specified list of values. If a match is found, the
statement component assigned to the list is executed.
● If no match is found, the program section following ELSE is executed or no statement is
executed if the ELSE branch does not exist.
CASE statements can be nested. Each nested case statement must have an associated
END_CASE statement.
CASE var1 OF
1 : var2 := "A";
2 : var2 := "B";
ELSE
CASE var3 OF
65..90: var2 := "UpperCase";
97..122: var2 := "LowerCase";
ELSE
var2:= "SpecialCharacter";

Basic instructions
7.8 Program control
S7-1200 Programmable controller
System Manual, 04/2012, A5E02486680-06 225
END_CASE;
END_CASE;
7.8.4 FOR statement
Table 7- 96 Elements of the FOR statement
SCL Description
FOR "control_variable" := "begin" TO "end"
[BY "increment"] DO
statement;
;
END_FOR;
A FOR statement is used to repeat a sequence of
statements as long as a control variable is within
the specified range of values. The definition of a
loop with FOR includes the specification of an
initial and an end value. Both values must be the
same type as the control variable.
Table 7- 97 Parameters
Parameter Description
"control_variable" Required. An integer (Int or DInt) that serves as a loop counter
"begin" Required. Simple expression that specifies the initial value of the control variables
"end" Required. Simple expression that determines the final value of the control variables
"increment" Optional. Amount by which a "control variable" is changed after each loop. The "increment"
has the same data type as "control variable". If the "increment" value is not specified, then
the value of the run tags will be increased by 1 after each loop. You cannot change
"increment" during the execution of the FOR statement.
The FOR statement executes as follows:
● At the start of the loop, the control variable is set to the initial value (initial assignment)
and each time the loop iterates, it is incremented by the specified increment (positive
increment) or decremented (negative increment) until the final value is reached.
● Following each run through of the loop, the condition is checked (final value reached) to
establish whether or not it is satisfied. If the condition is satisfied, the sequence of
statements is executed, otherwise the loop and with it the sequence of statements is
skipped.
Rules for formulating FOR statements:
● The control variable may only be of the data type Int or DInt.
● You can omit the statement BY [increment]. If no increment is specified, it is automatically
assumed to be +1.
To end the loop regardless of the state of the "condition" expression, use the EXIT statement
(Page 228). The EXIT statement executes the statement immediately following the
END_FOR statement.
Use the CONTINUE statement (Page 227) to skip the subsequent statements of a FOR loop
and to continue the loop with the examination of whether the condition is met for termination.

Basic instructions
7.8 Program control
S7-1200 Programmable controller
226 System Manual, 04/2012, A5E02486680-06
7.8.5 WHILE-DO statement
Table 7- 98 WHILE statement
SCL Description
WHILE "condition" DO
Statement;
Statement;
...;
END_WHILE;
The WHILE statement performs a series of statements until a given condition is
TRUE.
You can nest WHILE loops. The END_WHILE statement refers to the last executed
WHILE instruction.
Table 7- 99 Parameters
Parameter Description
"condition" Required. A logical expression that evaluates to TRUE or FALSE. (A "null" condition is
interpreted as FALSE.)
Statement Optional. One or more statements that are executed until the condition evaluates to TRUE.
Note
The WHILE statement evaluates the state of "condition" before executing any of the
statements. To execute the statements at least one time regardless of the state of
"condition", use the REPEAT statement.
The WHILE statement executes according to the following rules:
● Prior to each iteration of the loop body, the execution condition is evaluated.
● The loop body following DO iterates as long as the execution condition has the value
TRUE.
● Once the value FALSE occurs, the loop is skipped and the statement following the loop is
executed.
To end the loop regardless of the state of the "condition" expression, use the EXIT statement
(Page 228). The EXIT statement executes the statement immediately following the
END_WHILE statement
Use the CONTINUE statement to skip the subsequent statements of a WHILE loop and to
continue the loop with the examination of whether the condition is met for termination.

Basic instructions
7.8 Program control
S7-1200 Programmable controller
System Manual, 04/2012, A5E02486680-06 227
7.8.6 REPEAT-UNTIL statement
Table 7- 100 REPEAT instruction
SCL Description
REPEAT
Statement;
;
UNTIL "condition"
END_REPEAT;
The REPEAT statement executes a group of statements until a given condition is
TRUE.
You can nest REPEAT loops. The END_REPEAT statement always refers to the last
executed Repeat instruction.
Table 7- 101 Parameters
Parameter Description
Statement Optional. One or more statements that are executed until the condition is TRUE.
"condition" Required. One or more expressions of the two following ways: A numeric expression or string
expression that evaluates to TRUE or FALSE. A "null" condition is interpreted as FALSE.
Note
Before evaluating the state of "condition", the REPEAT statement executes the statements
during the first iteration of the loop (even if "condition" is FALSE). To review the state of
"condition" before executing the statements, use the WHILE statement.
To end the loop regardless of the state of the "condition" expression, use the EXIT statement
(Page 228). The EXIT statement executes the statement immediately following the
END_REPEAT statement
Use the CONTINUE statement (Page 227) to skip the subsequent statements of a REPEAT
loop and to continue the loop with the examination of whether the condition is met for
termination.
7.8.7 CONTINUE statement
Table 7- 102 CONTINUE statement
SCL Description
CONTINUE
Statement;
;
The CONTINUE statement skips the subsequent statements of a program loop (FOR,
WHILE, REPEAT) and continues the loop with the examination of whether the condition is
met for termination. If this is not the case, the loop continues.

Basic instructions
7.8 Program control
S7-1200 Programmable controller
228 System Manual, 04/2012, A5E02486680-06
The CONTINUE statement executes according to the following rules:
● This statement immediately terminates execution of a loop body.
● Depending on whether the condition for repeating the loop is satisfied or not the body is
executed again or the iteration statement is exited and the statement immediately
following is executed.
● In a FOR statement, the control variable is incremented by the specified increment
immediately after a CONTINUE statement.
Use the CONTINUE statement only within a loop. In nested loops CONTINUE always refers
to the loop that includes it immediately. CONTINUE is typically used in conjunction with an IF
statement.
If the loop is to exit regardless of the termination test, use the EXIT statement.
The following example shows the use of the CONTINUE statement to avoid a division-by-0
error when calculating the percentage of a value:
FOR x = 0 TO 10 DO
IF value[i] = 0 THEN CONTINUE; END_IF;
p := part / value[i] * 100;
s := INT_TO_STRING(p);
percent=CONCAT(IN1:=s, IN2:="%");
END_FOR;
7.8.8 EXIT statement
Table 7- 103 EXIT instruction
SCL Description
EXIT; An EXIT statement is used to exit a loop (FOR, WHILE or REPEAT) at any point, regardless of whether
the terminate condition is satisfied.
The EXIT statement executes according to the following rules:
● This statement causes the repetition statement immediately surrounding the exit
statement to be exited immediately.
● Execution of the program is continued after the end of the loop (for example after
END_FOR).
Use the EXIT statement within a loop. In nested loops, the EXIT statement returns the
processing to the next higher nesting level.
FOR i = 0 TO 10 DO
CASE value[i, 0] OF
1..10: value [i, 1]:="A";
11..40: value [i, 1]:="B";
41..100: value [i, 1]:="C";
ELSE
EXIT;
END_CASE;
END_FOR;

Basic instructions
7.8 Program control
S7-1200 Programmable controller
System Manual, 04/2012, A5E02486680-06 229
7.8.9 GOTO statement
Table 7- 104 GOTO statement
SCL Description
GOTO JumpLabel;
Statement;
... ;
JumpLabel: Statement;
The GOTO statement skips over statements by jumping to a label in the same
block.
The jump label ("JumpLabel") and the GOTO statement must be in the same block.
The name of a jump label can only be assigned once within a block. Each jump
label can be the target of several GOTO statements.
It is not possible to jump to a loop section (FOR, WHILE or REPEAT). It is possible to jump
from within a loop.
In the following example: Depending on the value of the "Tag_value" operand, the execution
of the program resumes at the point defined by the corresponding jump label. If "Tag_value"
equals 2, the program execution resumes at the jump label "MyLabel2" and skips
"MyLabel1".
CASE "Tag_value" OF
1 : GOTO MyLabel1;
2 : GOTO MyLabel2;
ELSE GOTO MyLabel3;
END_CASE;
MyLabel1: "Tag_1" := 1;
MyLabel2: "Tag_2" := 1;
MyLabel3: "Tag_4" := 1;
7.8.10 RETURN statement
Table 7- 105 RETURN instruction
SCL Description
RETURN; The Return instruction exits the code block being executed without conditions. Program
execution returns to the calling block or to the operating system (when exiting an OB).
Example of a RETURN instruction:
IF "Error" <> 0 THEN
RETURN;
END_IF;
Note
After executing the last instruction, the code block automatically returns to the calling block.
Do not insert a RETURN instruction at the end of the code block.

Basic instructions
7.8 Program control
S7-1200 Programmable controller
230 System Manual, 04/2012, A5E02486680-06
7.8.11 Jump and label instructions
Table 7- 106 JMP, JMPN, and LABEL instruction
LAD FBD SCL Description
See the GOTO (Page 229)
statement.
If there is power flow to a JMP coil (LAD), or if the
JMP box input is true (FBD), then program execution
continues with the first instruction following the
specified label.
If there is no power flow to a JMPN coil (LAD), or if
the JMPN box input is false (FBD), then program
execution continues with the first instruction following
the specified label.
Destination label for a JMP or JMPN jump instruction.
1 You create your label names by typing in the LABEL instruction directly. Use the parameter helper icon to select the
available label names for the JMP and JMPN label name field. You can also type a label name directly into the JMP or
JMPN instruction.
Table 7- 107 Data types for the parameters
Parameter Data type Description
Label_name Label identifier Identifier for Jump instructions and the corresponding jump
destination program label
● Each label must be unique within a code block.
● You can jump within a code block, but you cannot jump from one code block to another
code block.
● You can jump forward or backward.
● You can jump to the same label from more than one place in the same code block.
7.8.12 JMP_LIST instruction
Table 7- 108 JMP_LIST instruction
LAD / FBD , SCL Description
CASE k OF
0: GOTO dest0;
1: GOTO dest1;
2: GOTO dest2;
[n: GOTO destn;]
END_CASE;
The JMP_LIST instruction acts as a program jump distributor to control
the execution of program sections. Depending on the value of the K
input, a jump occurs to the corresponding program label. Program
execution continues with the program instructions that follow the
destination jump label. If the value of the K input exceeds the number of
labels - 1, then no jump occurs and processing continues with the next
program network.

Basic instructions
7.8 Program control
S7-1200 Programmable controller
System Manual, 04/2012, A5E02486680-06 231
Table 7- 109 Data types for parameters
Parameter Data type Description
K UInt Jump distributor control value
DEST0, DEST1, ..,
DESTn.
Program Labels Jump destination labels corresponding to specific K parameter values:
If the value of K equals 0, then a jump occurs to the program label
assigned to the DEST0 output. If the value of K equals 1, then a jump
occurs to the program label assigned to the DEST1 output, and so on. If
the value of the K input exceeds the (number of labels - 1), then no jump
occurs and processing continues with the next program network.
For LAD and FBD: The JMP_LIST box is first placed in your program, there are two jump
label outputs. You can add or delete jump destinations.
Click the create icon inside the box (on the left of the last DEST parameter)
to add new outputs for jump labels.
Right-click on an output stub and select the "Insert output" command.
Right-click on an output stub and select the "Delete" command.
7.8.13 SWITCH instruction
Table 7- 110 SWITCH instruction
LAD / FBD SCL Description
Not available The SWITCH instruction acts as a program jump distributor to
control the execution of program sections. Depending on the
result of comparisons between the value of the K input and the
values assigned to the specified comparison inputs, a jump occurs
to the program label that corresponds to the first comparison test
that is true. If none of the comparisons is true, then a jump to the
label assigned to ELSE occurs. Program execution continues with
the program instructions that follow the destination jump label.
1 For LAD and FBD: Click below the box name and select a data type from the drop-down menu.
2 For SCL: Use an IF-THEN set of comparisons.

Basic instructions
7.8 Program control
S7-1200 Programmable controller
232 System Manual, 04/2012, A5E02486680-06
Table 7- 111 Data types for parameters
Parameter Data type1 Description
K SInt, Int, DInt, USInt, UInt, UDInt, Real,
LReal, Byte, Word, DWord, Time,
TOD, Date
Common comparison value input
==, <>, <, <=, >. >= SInt, Int, DInt, USInt, UInt, UDInt, Real,
LReal, Byte, Word, DWord, Time,
TOD, Date
Separate comparison value inputs for specific comparison
types
DEST0, DEST1, ..,
DESTn. ELSE
Program Labels Jump destination labels corresponding to specific
comparisons:
The comparison input below and next to the K input is
processed first and causes a jump to the label assigned to
DEST0, if the comparison between the K value and this
input is true. The next comparison test uses the next input
below and causes a jump to the label assigned to DEST1, if
the comparison is true, The remaining comparisons are
processed similarly and if none of the comparisons are true,
then a jump to the label assigned to the ELSE output
occurs.
1 The K input and comparison inputs (==, <>, <, <=, >, >=) must be the same data type.
Adding inputs, deleting inputs, and specifying comparison types
When the LAD or FBD SWITCH box is first placed in your program there are two comparison
inputs. You can assign comparison types and add inputs/jump destinations, as shown below.
Click a comparison operator inside the box and select a new operator
from the drop-down list.
Click the create icon inside the box (to the left of the last DEST
parameter) to add new comparison-destination parameters.
Right-click on an input stub and select the "Insert input" command.
Right-click on an input stub and select the "Delete" command.
Table 7- 112 SWITCH box data type selection and allowed comparison operations
Data type Comparison Operator syntax
Equal == Byte, Word, DWord
Not equal <>

Basic instructions
7.8 Program control
S7-1200 Programmable controller
System Manual, 04/2012, A5E02486680-06 233
Data type Comparison Operator syntax
Equal ==
Not equal <>
Greater than or equal >=
Less than or equal <=
Greater than >
SInt, Int, DInt, USInt, UInt,
UDInt, Real, LReal, Time, TOD,
Date
Less than <
SWITCH box placement rules
● No LAD/FBD instruction connection in front of the compare input is allowed.
● There is no ENO output, so only one SWITCH instruction is allowed in a network and the
SWITCH instruction must be the last operation in a network.
7.8.14 RET execution control instruction
The optional RET instruction is used to terminate the execution of the current block. If and
only if there is power flow to the RET coil (LAD) or if the RET box input is true (FBD), then
program execution of the current block will end at that point and instructions beyond the RET
instruction will not be executed. If the current block is an OB, the "Return_Value" parameter
is ignored. If the current block is a FC or FB, the value of the "Return_Value " parameter is
passed back to the calling routine as the ENO value of the called box.
You are not required to use a RET instruction as the last instruction in a block; this is done
automatically for you. You can have multiple RET instructions within a single block.
For SCL, see the RETURN (Page 229) statement.
Table 7- 113 Return_Value (RET) execution control instruction
LAD FBD SCL Description
RETURN; Terminates the execution of the current block
Table 7- 114 Data types for the parameters
Parameter Data type Description
Return_Value Bool The "Return_value" parameter of the RET instruction is assigned to the ENO output
of the block call box in the calling block.

Basic instructions
7.8 Program control
S7-1200 Programmable controller
234 System Manual, 04/2012, A5E02486680-06
Sample steps for using the RET instruction inside an FC code block:
1. Create a new project and add an FC:
2. Edit the FC:
– Add instructions from the instruction tree.
– Add a RET instruction, including one of the following for the "Return_Value"
parameter:
TRUE, FALSE, or a memory location that specifies the required return value.
– Add more instructions.
3. Call the FC from MAIN [OB1].
The EN input on the FC box in the MAIN code block must be true to begin execution of the
FC.
The value specified by the RET instruction in the FC will be present on the ENO output of the
FC box in the MAIN code block following execution of the FC for which power flow to the
RET instruction is true.
7.8.15 Re-trigger scan cycle watchdog instruction
Table 7- 115 RE_TRIGR instruction
LAD / FBD SCL Description
RE_TRIGR(); RE_TRIGR (Re-trigger scan time watchdog) is used to extend the maximum
time allowed before the scan cycle watchdog timer generates an error.
Use the RE_TRIGR instruction to restart the scan cycle monitoring timer during a single scan
cycle. This has the effect of extending the allowed maximum scan cycle time by one
maximum cycle time period, from the last execution of the RE_TRIGR function.
Note
Prior to S7-1200 CPU firmware version 2.2, RE_TRIGR was restricted to execution from a
program cycle OB and could be used to extend the PLC scan time indefinitely. ENO =
FALSE and the watchdog timer is not reset when RE_TRIGR was executed from a start up
OB, an interrupt OB, or an error OB.
For firmware version 2.2 and later, RE_TRIGR can be executed from any OB (including start
up, interrupt, and error OBs). However, the PLC scan can only be extended by a maximum
of 10x the configured maximum cycle time.

Basic instructions
7.8 Program control
S7-1200 Programmable controller
System Manual, 04/2012, A5E02486680-06 235
Setting the PLC maximum cycle time
Configure the value for maximum scan cycle time in the Device configuration for "Cycle
time".
Table 7- 116 Cycle time values
Cycle time monitor Minimum value Maximum value Default value
Maximum cycle time 1 ms 6000 ms 150 ms
Watchdog timeout
If the maximum scan cycle timer expires before the scan cycle has been completed, an error
is generated. If an error handling code block OB 80 is included in the user program, the CPU
executes OB 80 where you may add program logic to create a special reaction. If OB 80 is
not included, the first timeout condition is ignored and the CPU goes to STOP.
If a second maximum scan time timeout occurs in the same program scan (2 times the
maximum cycle time value), an error is triggered that causes the CPU to transition to STOP
mode.
In STOP mode, your program execution stops while CPU system communications and
system diagnostics continue.
7.8.16 Stop scan cycle instruction
Table 7- 117 STP instruction
LAD / FBD SCL Description
STP(); STP (Stop scan cycle) puts the CPU in STOP mode. When the CPU is in
STOP mode, the execution of your program and physical updates from the
process image are stopped.
For more information see: Configuring the outputs on a RUN-to-STOP transition (Page 87).
If EN = TRUE, then the CPU goes to STOP mode, the program execution stops, and the
ENO state is meaningless. Otherwise, EN = ENO = 0.
7.8.17 Get Error instructions
The get error instructions provide information about program block execution errors. If you
add a GetError or GetErrorID instruction to your code block, you can handle program errors
within your program block.

Basic instructions
7.8 Program control
S7-1200 Programmable controller
236 System Manual, 04/2012, A5E02486680-06
GetError
Table 7- 118 GetError instruction
LAD / FBD SCL Description
GET_ERROR(_o
ut_);
Indicates that a local program block execution error has occurred and fills a
predefined error data structure with detailed error information.
Table 7- 119 Data types for the parameters
Parameter Data type Description
ERROR ErrorStruct Error data structure: You can rename the structure, but not the members within the
structure.
Table 7- 120 Elements of the ErrorStruct data structure
Structure components Data type Description
ERROR_ID Word Error ID
FLAGS Byte Shows if an error occurred during a block call.
16#01: Error during a block call.
16#00: No error during a block call.
REACTION Byte Default reaction:
0: Ignore (write error),
1: Continue with substitute value "0" (read error),
2: Skip instruction (system error)
CODE_ADDRESS CREF Information about the address and type of block
BLOCK_TYPE Byte Type of block where the error occurred:
1: OB
2: FC
3: FB
CB_NUMBER UInt Number of the code block
OFFSET UDInt Reference to the internal memory
Access mode: Depending on the type of access, the following
information can be output:
Mode (A) (B) (C) (D) (E)
0
1 Offset
2 Area
3 Location Scope Number
4 Area Offset
MODE Byte
5 Area DB no. Offset

Basic instructions
7.8 Program control
S7-1200 Programmable controller
System Manual, 04/2012, A5E02486680-06 237
Structure components Data type Description
6 PtrNo.
/Acc
Area DB no. Offset
7 PtrNo. /
Acc
Slot No. /
Scope
Area DB no. Offset
OPERAND_NUMBER UInt Operand number of the machine command
POINTER_NUMBER_
LOCATION
UInt (A) Internal pointer
SLOT_NUMBER_SCOPE UInt (B) Storage area in internal memory
DATA_ADDRESS NREF Information about the address of an operand
AREA Byte (C) Memory area:
L: 16#40 – 4E, 86, 87, 8E, 8F, C0 – CE
I: 16#81
Q: 16#82
M: 16#83
DB: 16#84, 85, 8A, 8B
DB_NUMBER UInt (D) Number of the data block
OFFSET UDInt (E) Relative address of the operand
GetErrorID
Table 7- 121 GetErrorID instruction
LAD / FBD SCL Description
GET_ERR_ID()
;
Indicates that a program block execution error has occurred and reports the ID
(identifier code) of the error.
Table 7- 122 Data types for the parameters
Parameter Data type Description
ID Word Error identifier values for the ErrorStruct ERROR_ID member
Table 7- 123 Error_ID values
ERROR_ID
Hexadecimal
ERROR_ID
Decimal
Program block execution error
0 0 No error
2503 9475 Uninitialized pointer error
2522 9506 Operand out of range read error
2523 9507 Operand out of range write error
2524 9508 Invalid area read error

Basic instructions
7.8 Program control
S7-1200 Programmable controller
238 System Manual, 04/2012, A5E02486680-06
ERROR_ID
Hexadecimal
ERROR_ID
Decimal
Program block execution error
2525 9509 Invalid area write error
2528 9512 Data alignment read error (incorrect bit alignment)
2529 9513 Data alignment write error (incorrect bit alignment)
2530 9520 DB write protected
253A 9530 Global DB does not exist
253C 9532 Wrong version or FC does not exist
253D 9533 Instruction does not exist
253E 9534 Wrong version or FB does not exist
253F 9535 Instruction does not exist
2575 9589 Program nesting depth error
2576 9590 Local data allocation error
2942 10562 Physical input point does not exist
2943 10563 Physical output point does not exist
Operation
By default, the CPU responds to a block execution error by logging an error in the
diagnostics buffer. However, if you place one or more GetError or GetErrorID instructions
within a code block, this block is now set to handle errors within the block. In this case, the
CPU does not log an error in the diagnostics buffer. Instead, the error information is reported
in the output of the GetError or GetErrorID instruction. You can read the detailed error
information with the GetError instruction, or read just the error identifier with GetErrorID
instruction. Normally the first error is the most important, with the following errors only
consequences of the first error.
The first execution of a GetError or GetErrorID instruction within a block returns the first error
detected during block execution. This error could have occurred anywhere between the start
of the block and the execution of either GetError or GetErrorID. Subsequent executions of
either GetError or GetErrorID return the first error since the previous execution of GetError or
GetErrorID. The history of errors is not saved, and execution of either instruction will re-arm
the PLC system to catch the next error.
The ErrorStruct data type used by the GetError instruction can be added in the data block
editor and block interface editors, so your program logic can access these values. Select
ErrorStruct from the data type drop-down list to add this structure. You can create multiple
ErrorStruct elements by using unique names. The members of an ErrorStruct cannot be
renamed.
Error condition indicated by ENO
If EN = TRUE and GetError or GetErrorID executes, then:
● ENO = TRUE indicates a code block execution error occurred and error data is present
● ENO = FALSE indicates no code block execution error occurred
You can connect error reaction program logic to ENO which activates after an error occurs. If
an error exists, then the output parameter stores the error data where your program has
access to it.

Basic instructions
7.9 Word logic operations
S7-1200 Programmable controller
System Manual, 04/2012, A5E02486680-06 239
GetError and GetErrorID can be used to send error information from the currently executing
block (called block) to a calling block. Place the instruction in the last network of the called
block program to report the final execution status of the called block.
7.9 Word logic operations
7.9.1 AND, OR, and XOR instructions
Table 7- 124 AND, OR, and XOR instruction
LAD / FBD SCL Description
out := in1 AND in2;
AND: Logical AND
out := in1 OR in2; OR: Logical OR
out := in1 XOR in2; XOR: Logical exclusive OR
1 For LAD and FBD: Click the "???" and select a data type from the drop-down menu.
To add an input, click the "Create" icon or right-click on an input stub for one of the
existing IN parameters and select the "Insert input" command.
To remove an input, right-click on an input stub for one of the existing IN parameters (when
there are more than the original two inputs) and select the "Delete" command.
Table 7- 125 Data types for the parameters
Parameter Data type Description
IN1, IN2 Byte, Word, DWord Logical inputs
OUT Byte, Word, DWord Logical output
1 The data type selection sets parameters IN1, IN2, and OUT to the same data type.
The corresponding bit values of IN1 and IN2 are combined to produce a binary logic result at
parameter OUT. ENO is always TRUE following the execution of these instructions.

Basic instructions
7.9 Word logic operations
S7-1200 Programmable controller
240 System Manual, 04/2012, A5E02486680-06
7.9.2 Invert instruction
Table 7- 126 INV instruction
LAD / FBD SCL Description
Not available Calculates the binary one's complement of the parameter IN. The one's
complement is formed by inverting each bit value of the IN parameter
(changing each 0 to 1 and each 1 to 0). ENO is always TRUE following
the execution of this instruction.
1 For LAD and FBD: Click the "???" and select a data type from the drop-down menu.
Table 7- 127 Data types for the parameters
Parameter Data type Description
IN SInt, Int, DInt, USInt, UInt, UDInt, Byte, Word, DWord Data element to invert
OUT SInt, Int, DInt, USInt, UInt, UDInt, Byte, Word, DWord Inverted output
7.9.3 Encode and decode instructions
Table 7- 128 ENCO and DECO instruction
LAD / FBD SCL Description
out := ENCO(_in_); Encodes a bit pattern to a binary number
The ENCO instruction converts parameter IN to the binary number
corresponding to the bit position of the least-significant set bit of
parameter IN and returns the result to parameter OUT. If
parameter IN is either 0000 0001 or 0000 0000, then a value of 0
is returned to parameter OUT. If the parameter IN value is 0000
0000, then ENO is set to FALSE.
out := DECO(_in_); Decodes a binary number to a bit pattern
The DECO instruction decodes a binary number from parameter
IN, by setting the corresponding bit position in parameter OUT to
a 1 (all other bits are set to 0). ENO is always TRUE following
execution of the DECO instruction.
Note: The default data type for the DECO instruction is DWORD.
In SCL, change the instruction name to DECO_BYTE or
DECO_WORD to decode a byte or word value, and assign to a
byte or word tag or address.
1 For LAD and FBD: Click the "???" and select a data type from the drop-down menu.

Basic instructions
7.9 Word logic operations
S7-1200 Programmable controller
System Manual, 04/2012, A5E02486680-06 241
Table 7- 129 Data types for the parameters
Parameter Data type Description
IN ENCO: Byte, Word, DWord
DECO: UInt
ENCO: Bit pattern to encode
DECO: Value to decode
OUT ENCO: Int
DECO: Byte, Word, DWord
ENCO: Encoded value
DECO: Decoded bit pattern
Table 7- 130 OUT parameter for ENCO
ENO Condition Result (OUT)
1 No error Valid bit number
0 IN is zero OUT is set to zero
The DECO parameter OUT data type selection of a Byte, Word, or DWord restricts the
useful range of parameter IN. If the value of parameter IN exceeds the useful range, then a
modulo operation is performed to extract the least significant bits shown below.
DECO parameter IN range:
● 3 bits (values 0-7) IN are used to set 1 bit position in a Byte OUT
● 4-bits (values 0-15) IN are used to set 1 bit position in a Word OUT
● 5 bits (values 0-31) IN are used to set 1 bit position in a DWord OUT
Table 7- 131 Examples
DECO IN value DECO OUT value ( Decode single bit position)
Min. IN 0 00000001 Byte OUT
8 bits Max. IN 7 10000000
Min. IN 0 0000000000000001 Word OUT
16 bits Max. IN 15 1000000000000000
Min. IN 0 00000000000000000000000000000001 DWord OUT
32 bits Max. IN 31 10000000000000000000000000000000

Basic instructions
7.9 Word logic operations
S7-1200 Programmable controller
242 System Manual, 04/2012, A5E02486680-06
7.9.4 Select, Multiplex, and Demultiplex instructions
Table 7- 132 SEL (select) instruction
LAD / FBD SCL Description
out := SEL(
g:=_bool_in,
in0:-_variant_in,
in1:=_variant_in);
SEL assigns one of two input values to parameter OUT, depending
on the parameter G value.
1 For LAD and FBD: Click the "???" and select a data type from the drop-down menu.
Table 7- 133 Data types for the SEL instruction
Parameter Data type 1 Description
G Bool 0 selects IN0
1 selects IN1
IN0, IN1 SInt, Int, DInt, USInt, UInt, UDInt, Real, LReal, Byte, Word, DWord,
Time, Char
Inputs
OUT SInt, Int, DInt, USInt, UInt, UDInt, Real, LReal, Byte, Word, DWord,
Time, Char
Output
1 Input variables and the output variable must be of the same data type.
Condition codes: ENO is always TRUE following execution of the SEL instruction.
Table 7- 134 MUX (multiplex) instruction
LAD / FBD SCL Description
out := MUX(
k:=_unit_in,
in1:=variant_in,
in2:=variant_in,
[...in32:=variant_in,]
inelse:=variant_in);
MUX copies one of many input values to parameter OUT, depending
on the parameter K value. If the parameter K value exceeds (IN
n
- 1),
then the parameter ELSE value is copied to parameter OUT.
1 For LAD and FBD: Click the "???" and select a data type from the drop-down menu.
To add an input, click the "Create" icon or right-click on an input stub for one of
the existing IN parameters and select the "Insert input" command.
To remove an input, right-click on an input stub for one of the existing IN parameters (when
there are more than the original two inputs) and select the "Delete" command.

Basic instructions
7.9 Word logic operations
S7-1200 Programmable controller
System Manual, 04/2012, A5E02486680-06 243
Table 7- 135 Data types for the MUX instruction
Parameter Data type Description
K UInt 0 selects IN1
1 selects IN2
n
selects IN
n
IN0, IN1, .. INn SInt, Int, DInt, USInt, UInt, UDInt, Real, LReal, Byte, Word, DWord,
Time, Char
Inputs
ELSE SInt, Int, DInt, USInt, UInt, UDInt, Real, LReal, Byte, Word, DWord,
Time, Char
Input substitute value (optional)
OUT SInt, Int, DInt, USInt, UInt, UDInt, Real, LReal, Byte, Word, DWord,
Time, Char
Output
1 Input variables and the output variable must be of the same data type.
Table 7- 136 DEMUX (Demultiplex) instruction
LAD / FBD SCL Description
DEMUX(
k:=_unit_in,
in:=variant_in,
out1:=variant_in,
out2:=variant_in,
[...out32:=variant_in,]
outelse:=variant_in);
DEMUX copies the value of the location assigned to parameter IN to
one of many outputs. The value of the K parameter selects which
output selected as the destination of the IN value. If the value of K is
greater than the number (OUT
n
- 1) then the IN value is copied to
location assigned to the ELSE parameter.
1 For LAD and FBD: Click the "???" and select a data type from the drop-down menu.
To add an output, click the create icon or right-click on an output stub for one of the existing
OUT parameters and select the "Insert output" command. To remove an output, right-click
on an output stub for one of the existing OUT parameters (when there are more than the
original two outputs) and select the "Delete" command.
To add an output, click the "Create" icon or right-click on an output stub for one
of the existing OUT parameters and select the "Insert output" command.
To remove an output, right-click on an output stub for one of the existing OUT parameters
(when there are more than the original two outputs) and select the "Delete" command.

Basic instructions
7.10 Shift and Rotate
S7-1200 Programmable controller
244 System Manual, 04/2012, A5E02486680-06
Table 7- 137 Data types for the DEMUX instruction
Parameter Data type 1 Description
K UInt Selector value:
0 selects OUT1
1 selects OUT2
n selects OUTn
IN SInt, Int, DInt, USInt, UInt, UDInt, Real, LReal, Byte, Word, DWord,
Time, Char
Input
OUT0, OUT1, ..
OUTn
SInt, Int, DInt, USInt, UInt, UDInt, Real, LReal, Byte, Word, DWord,
Time, Char
Outputs
ELSE SInt, Int, DInt, USInt, UInt, UDInt, Real, LReal, Byte, Word, DWord,
Time, Char
Substitute output when K is
greater than (OUTn - 1)
1 The input variable and the output variables must be of the same data type.
Table 7- 138 ENO status for the MUX and DEMUX instructions
ENO Condition Result OUT
1 No error MUX: Selected IN value is copied to OUT
DEMUX: IN value is copied to selected OUT
MUX: K is greater than the number of inputs -1 No ELSE provided: OUT is unchanged,
ELSE provided, ELSE value assigned to OUT
0
DEMUX: K is greater than the number of outputs -1 No ELSE provided: outputs are unchanged,
ELSE provided, IN value copied to ELSE
7.10 Shift and Rotate
7.10.1 Shift instructions
Table 7- 139 SHR and SHL instructions
LAD / FBD SCL Description
out := SHR(
in:=_variant_in_,
n:=_uint_in);
out := SHL(
in:=_variant_in_,
n:=_uint_in);
Use the shift instructions (SHL and SHR) to shift the bit pattern of
parameter IN. The result is assigned to parameter OUT.
Parameter N specifies the number of bit positions shifted:
SHR: Shift bit pattern right
SHL: Shift bit pattern left
1 For LAD and FBD: Click the "???" and select the data types from the drop-down menu.

Basic instructions
7.10 Shift and Rotate
S7-1200 Programmable controller
System Manual, 04/2012, A5E02486680-06 245
Table 7- 140 Data types for the parameters
Parameter Data type Description
IN Byte, Word, DWord Bit pattern to shift
N UInt Number of bit positions to shift
OUT Byte, Word, DWord Bit pattern after shift operation
● For N=0, no shift occurs. The IN value is assigned to OUT.
● Zeros are shifted into the bit positions emptied by the shift operation.
● If the number of positions to shift (N) exceeds the number of bits in the target value (8 for
Byte, 16 for Word, 32 for DWord), then all original bit values will be shifted out and
replaced with zeros (zero is assigned to OUT).
● ENO is always TRUE for the shift operations.
Table 7- 141 SHL example for Word data
Shift the bits of a Word to the left by inserting zeroes from the right (N = 1)
IN 1110 0010 1010 1101 OUT value before first shift: 1110 0010 1010 1101
After first shift left: 1100 0101 0101 1010
After second shift left: 1000 1010 1011 0100
After third shift left: 0001 0101 0110 1000
7.10.2 Rotate instructions
Table 7- 142 ROR and ROL instructions
LAD / FBD SCL Description
out := ROL(
in:=_variant_in_,
n:=_uint_in);
out := ROR(
in:=_variant_in_,
n:=_uint_in);
Use the rotate instructions (ROR and ROL) to rotate the bit pattern of
parameter IN. The result is assigned to parameter OUT. Parameter N
defines the number of bit positions rotated.
ROR: Rotate bit pattern right
ROL: Rotate bit pattern left
1 For LAD and FBD: Click the "???" and select the data types from the drop-down menu.

Basic instructions
7.10 Shift and Rotate
S7-1200 Programmable controller
246 System Manual, 04/2012, A5E02486680-06
Table 7- 143 Data types for the parameters
Parameter Data type Description
IN Byte, Word, DWord Bit pattern to rotate
N UInt Number of bit positions to rotate
OUT Byte, Word, DWord Bit pattern after rotate operation
● For N=0, no rotate occurs. The IN value is assigned to OUT.
● Bit data rotated out one side of the target value is rotated into the other side of the target
value, so no original bit values are lost.
● If the number of bit positions to rotate (N) exceeds the number of bits in the target value
(8 for Byte, 16 for Word, 32 for DWord), then the rotation is still performed.
● ENO is always TRUE following execution of the rotate instructions.
Table 7- 144 ROR example for Word data
Rotate bits out the right -side into the left -side (N = 1)
IN 0100 0000 0000 0001 OUT value before first rotate: 0100 0000 0000 0001
After first rotate right: 1010 0000 0000 0000
After second rotate right: 0101 0000 0000 0000

S7-1200 Programmable controller
System Manual, 04/2012, A5E02486680-06 247
Extended instructions 8
8.1 Date and time-of-day
8.1.1 Date and time instructions
Use the date and time instructions to program calendar and time calculations.
● T_CONV converts the data type of a time value: (Time to DInt) or (DInt to Time)
● T_ADD adds Time and DTL values: (Time + Time = Time) or (DTL + Time = DTL)
● T_SUB subtracts Time and DTL values: (Time - Time = Time) or (DTL - Time = DTL)
● T_DIFF provides the difference between two DTL values as a Time value: DTL - DTL =
Time
● T_COMBINE combines a Date value and a Time_and_Date value to create a DTL value
For information about the structure of the DTL and Time data, refer to the section on the
Time and Date data types (Page 96).
Table 8- 1 T_CONV (Time Convert) instruction
LAD / FBD SCL Description
out := T_CONV(
in:=_variant_in);
T_CONV converts a Time data type to a DInt data type, or the reverse
conversion from DInt data type to Time data type.
1 For LAD and FBD: Click the "???" and select the data types from the drop-down menu.
Table 8- 2 Data types for the T_CONV parameters
Parameter and type Data type Description
IN IN DInt, Time Input Time value or DInt value
OUT OUT DInt, Time Converted DInt value or Time value

Extended instructions
8.1 Date and time-of-day
S7-1200 Programmable controller
248 System Manual, 04/2012, A5E02486680-06
Table 8- 3 T_ADD (Time Add) and T_SUB (Time Subtract) instructions
LAD / FBD SCL Description
out := T_ADD(
in1:=_variant_in,
in2:=_time_in);
T_ADD adds the input IN1 value (DTL or Time data types) with the input
IN2 Time value. Parameter OUT provides the DTL or Time value result.
Two data type operations are possible:
Time + Time = Time
DTL + Time = DTL
out := T_SUB(
in1:=_variant_in,
in2:=_time_in);
T_SUB subtracts the IN2 Time value from IN1 (DTL or Time value).
Parameter OUT provides the difference value as a DTL or Time data
type. Two data type operations are possible:
Time - Time = Time
DTL - Time = DTL
1 For LAD and FBD: Click the "???" and select the data types from the drop-down menu.
Table 8- 4 Data types for the T_ADD and T_SUB parameters
Parameter and type Data type Description
IN11 IN DTL, Time DTL or Time value
IN2 IN Time Time value to add or subtract
OUT OUT DTL, Time DTL or Time sum or difference
1 Select the IN1 data type from the drop-down list available below the instruction name. The IN1 data type selection also
sets the data type of parameter OUT.
Table 8- 5 T_DIFF (Time Difference) instruction
LAD / FBD SCL Description
out := T_DIFF(
in1:=_DTL_in,
in2:=_DTL_in);
T_DIFF subtracts the DTL value (IN2) from the DTL value (IN1).
Parameter OUT provides the difference value as a Time data type.
DTL - DTL = Time
Table 8- 6 Data types for the T_DIFF parameters
Parameter and type Data type Description
IN1 IN DTL DTL value
IN2 IN DTL DTL value to subtract
OUT OUT Time Time difference

Extended instructions
8.1 Date and time-of-day
S7-1200 Programmable controller
System Manual, 04/2012, A5E02486680-06 249
Condition codes: ENO = 1 means no error occurred. ENO = 0 and parameter OUT = 0
errors:
● Invalid DTL value
● Invalid Time value
Table 8- 7 T_COMBINE (combine time values) instruction
LAD / FBD SCL Description
out := CONCAT_DATE_TOD(
In1 := _date_in,
In2 := _tod_in);
T_COMBINE combines a Date value and a
Time_of_Day value to create a DTL value.
1 Note that the T_COMBINEinstruction in the Extended Instructions equates to the CONCAT_DATE_TODfunction in SCL.
Table 8- 8 Data types for the T_COMBINE parameters
Parameter and type Data type Description
IN1 IN Date Date value to be combined must be between DATE#1990-
01-01 and DATE#2089-12-31
IN2 IN Time_of_Day Time_of_Day values to be combined
OUT OUT DTL DTL value
8.1.2 Set and read system clock
Use the clock instructions to set and read the CPU system clock. The data type DTL
(Page 96) is used to provide date and time values.
Table 8- 9 System time instructions
LAD / FBD SCL Description
ret_val := WR_SYS_T(
in:=_DTL_in_);
WR_SYS_T (Write System Time) sets the CPU time of day clock with a
DTL value at parameter IN. This time value does not include local time
zone or daylight saving time offsets.
ret_val := RD_SYS_T(
out=>_DTL_out);
RD_SYS_T (Read System Time) reads the current system time from
the CPU. This time value does not include local time zone or daylight
saving time offsets.
ret_val := RD_LOC_T(
out=>_DTL_out);
RD_LOC_T (Read Local Time) provides the current local time of the
CPU as a DTL data type. This time value reflects the local time zone
adjusted appropriately for daylight saving time (if configured).

Extended instructions
8.1 Date and time-of-day
S7-1200 Programmable controller
250 System Manual, 04/2012, A5E02486680-06
Table 8- 10 Data types for the parameters
Parameter and type Data type Description
IN IN DTL Time of day to set in the CPU system clock
RET_VAL OUT Int Execution condition code
OUT OUT DTL RD_SYS_T: Current CPU system time
RD_LOC_T: Current local time. including any adjustment for
daylight saving time, if configured
● The local time is calculated by using the time zone and daylight saving time offsets that
you set in the device configuration general tab "Time of day" parameters.
● Time zone configuration is an offset to UTC or GMT time.
● Daylight saving time configuration specifies the month, week, day, and hour when
daylight saving time begins.
● Standard time configuration also specifies the month, week, day, and hour when standard
time begins.
● The time zone offset is always applied to the system time value. The daylight saving time
offset is only applied when daylight saving time is in effect.
Note
Daylight saving and standard start time configuration
The "Time of day" properties for "Start for daylight saving time" of the CPU device
configuration must be your local time.
Condition codes: ENO = 1 means no error occurred. ENO = 0 means an execution error
occurred, and a condition code is provided at the RET_VAL output.
Table 8- 11 Condition codes
RET_VAL (W#16#....) Description
0000 The current local time is in standard time.
0001 Daylight saving time has been configured, and the current local time is in daylight saving
time.
8080 Local time not available
8081 Illegal year value
8082 Illegal month value
8083 Illegal day value
8084 Illegal hour value
8085 Illegal minute value
8086 Illegal second value
8087 Illegal nanosecond value
80B0 The real-time clock has failed.

Extended instructions
8.1 Date and time-of-day
S7-1200 Programmable controller
System Manual, 04/2012, A5E02486680-06 251
8.1.3 Run-time meter instruction
Table 8- 12 RTM instruction
LAD / FBD SCL Description
RTM(NR:=_uint_in_,
MODE:=_byte_in_,
PV:=_dint_in_,
CQ=>_bool_out_,
CV=>_dint_out_);
The RTM (Run Time Meter) instruction can set, start, stop, and
read the run-time hour meters in the CPU.
Table 8- 13 Data types for the parameters
Parameter and type Data type Description
NR IN UInt Run-time meter number: (possible values: 0..9)
MODE IN Byte RTM Execution mode number:
0 = Fetch values (the status is then written to CQ and the
current value to CV)
1 = Start (at the last counter value)
2 = Stop
4 = Set (to the value specified in PV)
5 = Set (to the value specified in PV) and then start
6 = Set (to the value specified in PV) and then stop
7 = Save all RTM values in the CPU to the MC (Memory
Card)
PV IN DInt Preset hours value for the specified run-time meter
RET_VAL OUT Int Function result / error message
CQ OUT Bool Run-time meter status (1 = running)
CV OUT DInt Current run-time hours value for the specified meter
The CPU operates up to 10 run-time hour meters to track the run-time hours of critical
control subsystems. You must start the individual hour meters with one RTM execution for
each timer. All run-time hour meters are stopped when the CPU makes a run-to-stop
transition. You can also stop individual timers with RTM execution mode 2.
When a CPU makes a stop-to-run transition, you must restart the hour timers with one RTM
execution for each timer that is started. After a run-time meter value is greater than
2147483647 hours, counting stops and the "Overflow" error is sent. You must execute the
RTM instruction once for each timer to reset or modify the timer.
A CPU power failure or power cycle causes a power-down process that saves the current
run-time meter values in retentive memory. Upon CPU power-up, the stored run-time meter
values are reloaded to the timers and the previous run-time hour totals are not lost. The run-
time meters must be restarted to accumulate additional run-time.

Extended instructions
8.1 Date and time-of-day
S7-1200 Programmable controller
252 System Manual, 04/2012, A5E02486680-06
Your program can also use RTM execution mode 7 to save the run-time meter values in a
memory card. The states of all timers at the instant RTM mode 7 is executed are stored in
the memory card. These stored values can become incorrect over time as the hour timers
are started and stopped during a program run session. You must periodically update the
memory card values to capture important run-time events. The advantage that you get from
storing the RTM values in the memory card is that you can insert the memory card in a
substitute CPU where your program and saved RTM values will be available. If you did not
save the RTM values in the memory card, then the timer values would be lost (in a substitute
CPU).
Note
Avoid excessive program calls for memory card write operations
Minimize flash memory card write operations to extend the life of the memory card.
Table 8- 14 Condition codes
RET_VAL (W#16#....) Description
0 No error
8080 Incorrect run-time meter number
8081 A negative value was passed to the parameter PV
8082 Overflow of the operating hours counter
8091 The input parameter MODE contains an illegal value.
80B1 Value cannot be saved to MC (MODE=7)
8.1.4 SET_TIMEZONE instruction
Table 8- 15 SET_TIMEZONE instruction
LAD / FBD SCL Description
"SET_TIMEZONE_DB"(
REQ:=_bool_in,
Timezone:=_struct_in,
DONE=>_bool_out_,
BUSY=>_bool_out_,
ERROR=>_bool_out_,
STATUS=>_word_out_);
Sets the local time zone and daylight
saving parameters that are used to
transform the CPU system time to local
time.
1 In the SCL example, "SET_TIMEZONE_DB" is the name of the instance DB.

Extended instructions
8.1 Date and time-of-day
S7-1200 Programmable controller
System Manual, 04/2012, A5E02486680-06 253
Table 8- 16 Data types for the parameters
Parameter and type Data type Description
REQ IN Bool REQ=1: execute function
Timezone IN TimeTransformationRule Rules for the transformation from system time to
local time
DONE OUT Bool Function complete
BUSY OUT Bool Function busy
ERROR OUT Bool Error detected
STATUS OUT Word Function result / error message
To manually configure the time zone parameters for the CPU, use the "Time of day"
properties of the "General" tab of the device configuration.
Use the SET_TIMEZONE instruction to set the local time configuration programmatically.
The parameters of the "TimeTransformationRule" structure specify the local time zone and
timing for automatic switching between standard time and daylight saving time.
Table 8- 17 "TimeTransformationRule" structure
Parameter Data type Description
Bias Int Time difference between UTC and local time [min]
DaylightBias Int Time difference between winter and summer time [min]
DaylightStartMonth USInt Month of daylight saving time
DaylightStartWeek USInt Week of daylight saving time:
1 = First occurrence of the weekday in the month
...
5 = Last occurrence of the weekday of the month
DaylightStartWeekday USInt Weekday of daylight saving time:
1 = Sunday
...
7 = Saturday
DaylightStartHour USInt Hour of daylight saving time
StandardStartMonth USInt Month of switching to winter time
StandardStartWeek USInt Week of the changeover to winter time:
1 = First occurrence of the weekday in the month
...
5 = last occurrence of the weekday of the month
StandardStartWeekday USInt Weekday of winter time:
1 = Sunday
...
7 = Saturday
StandardStartHour USInt Hour of the winter time
Time Zone Name STRING [80] Name of the zone:
(GMT +01:00) Amsterdam, Berlin, Bern, Rome, Stockholm, Vienna

Extended instructions
8.2 String and character
S7-1200 Programmable controller
254 System Manual, 04/2012, A5E02486680-06
8.2 String and character
8.2.1 String data overview
String data type
String data is stored as a 2-byte header followed by up to 254 character bytes of ASCII
character codes. A String header contains two lengths. The first byte is the maximum length
that is given in square brackets when you initialize a string, or 254 by default. The second
header byte is the current length that is the number of valid characters in the string. The
current length must be smaller than or equal to the maximum length. The number of stored
bytes occupied by the String format is 2 bytes greater than the maximum length.
Initialize your String data
String input and output data must be initialized as valid strings in memory, before execution
of any string instructions.
Valid String data
A valid string has a maximum length that must be greater than zero but less than 255. The
current length must be less than or equal to the maximum length.
Strings cannot be assigned to I or Q memory areas.
For more information see: Format of the String data type (Page 97).
8.2.2 S_MOVE instruction
Table 8- 18 String move instruction
LAD / FBD SCL Description
out := in; Copy the source IN string to the OUT location. S_MOVE execution does not affect
the contents of the source string.
Table 8- 19 Data types for the parameters
Parameter Data type Description
IN String Source string
OUT String Target address
If the actual length of the string at the input IN exceeds the maximum length of a string
stored at output OUT, then the part of the IN string which can fit in the OUT string is copied.

Extended instructions
8.2 String and character
S7-1200 Programmable controller
System Manual, 04/2012, A5E02486680-06 255
8.2.3 String conversion instructions
8.2.3.1 String to value and value to string conversions
You can convert number character strings to number values or number values to number
character strings with these instructions:
● S_CONV converts (number string to a number value) or (number value to a number
string)
● STRG_VAL converts a number string to a number value with format options
● VAL_STRG converts a number value to a number string with format options
S_CONV (String to value conversions)
Table 8- 20 String conversion instruction
LAD / FBD SCL Description
out :=
<Type>_TO_<Type>(in);
Converts a character string to the corresponding value, or a value
to the corresponding character string. The S_CONV instruction
has no output formatting options. This makes the S_CONV
instruction simpler, but less flexible than the STRG_VAL and
VAL_STRG instructions.
1 For LAD / FBD: Click the "???" and select the data type from the drop-down list.
2 For SCL: Select S_CONV from the Extended Instructions, and answer the prompts for the data types for the conversion.
STEP 7 then provides the appropriate conversion instruction.
Table 8- 21 Data types (string to value)
Parameter and type Data type Description
IN IN String Input character string
OUT OUT String, Char, SInt, Int, DInt, USInt, UInt, UDInt, Real, LReal Output number value
Conversion of the string parameter IN starts at the first character and continues until the end
of the string, or until the first character is encountered that is not "0" through "9", "+", "-", or
".". The result value is provided at the location specified in parameter OUT. If the output
number value does not fit in the range of the OUT data type, then parameter OUT is set to 0
and ENO is set to FALSE. Otherwise, parameter OUT contains a valid result and ENO is set
to TRUE.
Input String format rules:
● If a decimal point is used in the IN string, you must use the "." character.
● Comma characters "," used as a thousands separator to the left of the decimal point are
allowed and ignored.
● Leading spaces are ignored.

Extended instructions
8.2 String and character
S7-1200 Programmable controller
256 System Manual, 04/2012, A5E02486680-06
S_CONV (Value to string conversions)
Table 8- 22 Data types (value to string)
Parameter and type Data type Description
IN IN String, Char, SInt, Int, DInt, USInt, UInt, UDInt, Real, LReal Input number value
OUT OUT String Output character string
An integer, unsigned integer, or floating point value IN is converted to the corresponding
character string at OUT. The parameter OUT must reference a valid string before the
conversion is executed. A valid string consists of a maximum string length in the first byte,
the current string length in the second byte, and the current string characters in the next
bytes. The converted string replaces characters in the OUT string starting at the first
character and adjusts the current length byte of the OUT string. The maximum length byte of
the OUT string is not changed.
How many characters are replaced depends on the parameter IN data type and number
value. The number of characters replaced must fit within the parameter OUT string length.
The maximum string length (first byte) of the OUT string should be greater than or equal to
the maximum expected number of converted characters. The following table shows the
maximum possible string lengths required for each supported data type.
Table 8- 23 Maximum string lengths for each data type
IN data type Maximum number of converted
characters in OUT string
Example Total string length including maximum and
current length bytes
USInt 3 255 5
SInt 4 -128 6
UInt 5 65535 7
Int 6 -32768 8
UDInt 10 4294967295 12
DInt 11 -2147483648 13
Output String format rules:
● Values written to parameter OUT do not use a leading "+" sign.
● Fixed-point representation is used (no exponential notation).
● The period character "." is used to represent the decimal point when parameter IN is the
Real data type.

Extended instructions
8.2 String and character
S7-1200 Programmable controller
System Manual, 04/2012, A5E02486680-06 257
STRG_VAL instruction
Table 8- 24 String-to-value instruction
LAD / FBD SCL Description
"STRG_VAL"(
in:=_string_in,
format:=_word_in,
p:=uint_in,
out=>_variant_out);
Converts a number character string to the corresponding
integer or floating point representation.
1 For LAD / FBD: Click the "???" and select the data type from the drop-down list.
Table 8- 25 Data types for the STRG_VAL instruction
Parameter and type Data type Description
IN IN String The ASCII character string to convert
FORMAT IN Word Output format options
P IN UInt, Byte, USInt IN: Index to the first character to be converted
(first character = 1)
OUT OUT SInt, Int, DInt, USInt, UInt, UDInt,
Real, LReal
Converted number value
Conversion begins in the string IN at character offset P and continues until the end of the
string, or until the first character is encountered that is not "+", "-", ".", ",", "e", "E", or "0" to
"9". The result is placed at the location specified in parameter OUT.
String data must be initialized before execution as a valid string in memory.
The FORMAT parameter for the STRG_VAL instruction is defined below. The unused bit
positions must be set to zero.
Table 8- 26 Format of the STRG_VAL instruction
Bit
16
Bit 8Bit 7 Bit 0
0 0 0 0 0 0 0 0 0 0 0 0 0 0 f r
f = Notation format 1= Exponential notation
0 = Fixed point notation
r = Decimal point format 1 = "," (comma character)
0 = "." (period character)

Extended instructions
8.2 String and character
S7-1200 Programmable controller
258 System Manual, 04/2012, A5E02486680-06
Table 8- 27 Values of the FORMAT parameter
FORMAT (W#16#) Notation format Decimal point representation
0000 (default) "."
0001
Fixed point
","
0002 "."
0003
Exponential
","
0004 to FFFF Illegal values
Rules for STRG_VAL conversion:
● If the period character "." is used for the decimal point, then commas "," to the left of the
decimal point are interpreted as thousands separator characters. The comma characters
are allowed and ignored.
● If the comma character "," is used for the decimal point, then periods "." to the left of the
decimal point are interpreted as thousands separator characters. These period
characters are allowed and ignored.
● Leading spaces are ignored.
VAL_STRG instruction
Table 8- 28 Value-to-string operation
LAD / FBD SCL Description
"VAL_STRG"(
in:=_variant_in,
size:=_usint_in,
prec:=_usint_in,
format:=_word_in,
p:=uint_in,
out=>_string_out);
Converts an integer, unsigned integer, or floating point
value to the corresponding character string
representation.
1 For LAD / FBD: Click the "???" and select the data type from the drop-down list.
Table 8- 29 Data types for the VAL_STRG instruction
Parameter and type Data type Description
IN IN SInt, Int, DInt, USInt, UInt,
UDInt, Real, LReal
Value to convert
SIZE IN USInt Number of characters to be written to the OUT string
PREC IN USInt The precision or size of the fractional portion. This does
not include the decimal point.
FORMAT IN Word Output format options
P IN UInt, Byte, USInt IN: Index to the first OUT string character to be replaced
(first character = 1)
OUT OUT String The converted string

Extended instructions
8.2 String and character
S7-1200 Programmable controller
System Manual, 04/2012, A5E02486680-06 259
The value represented by parameter IN is converted to a string referenced by parameter
OUT. The parameter OUT must be a valid string before the conversion is executed.
The converted string will replace characters in the OUT string starting at character offset
count P to the number of characters specified by parameter SIZE. The number of characters
in SIZE must fit within the OUT string length, counting from character position P. This
instruction is useful for embedding number characters into a text string. For example, you
can put the numbers "120" into the string "Pump pressure = 120 psi".
Parameter PREC specifies the precision or number of digits for the fractional part of the
string. If the parameter IN value is an integer, then PREC specifies the location of the
decimal point. For example, if the data value is 123 and PREC = 1, then the result is "12.3".
The maximum supported precision for the Real data type is 7 digits.
If parameter P is greater than the current size of the OUT string, then spaces are added, up
to position P, and the result is appended to the end of the string. The conversion ends if the
maximum OUT string length is reached.
The FORMAT parameter for the VAL_STRG instruction is defined below. The unused bit
positions must be set to zero.
Table 8- 30 Format of the VAL_STRG instruction
Bit
16
Bit 8Bit 7 Bit 0
0 0 0 0 0 0 0 0 0 0 0 0 0 s f r
s = Number sign character 1= use sign character "+" and "-"
0 = use sign character "-" only
f = Notation format 1= Exponential notation
0 = Fixed point notation
r = Decimal point format 1 = "," (comma character)
0 = "." (period character)
Table 8- 31 Values of the FORMAT parameter
FORMAT (WORD) Number sign character Notation format Decimal point representation
W#16#0000 "."
W#16#0001
Fixed point
","
W#16#0002 "."
W#16#0003
"-" only
Exponential
","
W#16#0004 "."
W#16#0005
Fixed Point
","
W#16#0006 "."
W#16#0007
"+" and "-"
Exponential
","
W#16#0008 to W#16#FFFF Illegal values

Extended instructions
8.2 String and character
S7-1200 Programmable controller
260 System Manual, 04/2012, A5E02486680-06
Parameter OUT string format rules:
● Leading space characters are added to the leftmost part of the string when the converted
string is smaller than the specified size.
● When the FORMAT parameter sign bit is FALSE, unsigned and signed integer data type
values are written to the output buffer without the leading "+" sign. The "-" sign is used if
required.
<leading spaces><digits without leading zeroes>'.'<PREC digits>
● When the sign bit is TRUE, unsigned and signed integer data type values are written to
the output buffer always with a leading sign character.
<leading spaces><sign><digits without leading zeroes>'.'<PREC digits>
● When the FORMAT is set to exponential notation, Real data type values are written to the
output buffer as:
<leading spaces><sign><digit> '.' <PREC digits>'E' <sign><digits without leading zero>
● When the FORMAT is set to fixed point notation, integer, unsigned integer, and real data
type values are written to the output buffer as:
<leading spaces><sign><digits without leading zeroes>'.'<PREC digits>
● Leading zeros to the left of the decimal point (except the digit adjacent to the decimal
point) are suppressed.
● Values to the right of the decimal point are rounded to fit in the number of digits to the
right of the decimal point specified by the PREC parameter.
● The size of the output string must be a minimum of three bytes more than the number of
digits to the right of the decimal point.
● Values are right-justified in the output string.
Conditions reported by ENO
When an error is encountered during the conversion operation, the following results will be
returned:
● ENO is set to 0.
● OUT is set to 0, or as shown in the examples for string to value conversion.
● OUT is unchanged, or as shown in the examples when OUT is a string.
Table 8- 32 ENO status
ENO Description
1 No error
0 Illegal or invalid parameter; for example, an access to a DB that does not exist
0 Illegal string where the maximum length of the string is 0 or 255
0 Illegal string where the current length is greater than the maximum length
0 The converted number value is too large for the specified OUT data type.
0 The OUT parameter maximum string size must be large enough to accept the number of characters
specified by parameter SIZE, starting at the character position parameter P.

Extended instructions
8.2 String and character
S7-1200 Programmable controller
System Manual, 04/2012, A5E02486680-06 261
ENO Description
0 Illegal P value where P=0 or P is greater than the current string length
0 Parameter SIZE must be greater than parameter PREC.
Table 8- 33 Examples of S_CONV string to value conversion
IN string OUT data type OUT value ENO
"123" Int or DInt 123 TRUE
"-00456" Int or DInt -456 TRUE
"123.45" Int or DInt 123 TRUE
"+2345" Int or DInt 2345 TRUE
"00123AB" Int or DInt 123 TRUE
"123" Real 123.0 TRUE
"123.45" Real 123.45 TRUE
"1.23e-4" Real 1.23 TRUE
"1.23E-4" Real 1.23 TRUE
"12,345.67" Real 12345.67 TRUE
"3.4e39" Real 3.4 TRUE
"-3.4e39" Real -3.4 TRUE
"1.17549e-38" Real 1.17549 TRUE
"12345" SInt 0 FALSE
"A123" N/A 0 FALSE
"" N/A 0 FALSE
"++123" N/A 0 FALSE
"+-123" N/A 0 FALSE
Table 8- 34 Examples of S_CONV value to string conversion
Data type IN value OUT string ENO
UInt 123 "123" TRUE
UInt 0 "0" TRUE
UDInt 12345678 "12345678" TRUE
Real -INF "INF" FALSE
Real +INF "INF" FALSE
Real NaN "NaN" FALSE
Table 8- 35 Examples of STRG_VAL conversion
IN string FORMAT
(W#16#....)
OUT data type OUT value ENO
"123" 0000 Int or DInt 123 TRUE
"-00456" 0000 Int or DInt -456 TRUE

Extended instructions
8.2 String and character
S7-1200 Programmable controller
262 System Manual, 04/2012, A5E02486680-06
IN string FORMAT
(W#16#....)
OUT data type OUT value ENO
"123.45" 0000 Int or DInt 123 TRUE
"+2345" 0000 Int or DInt 2345 TRUE
"00123AB" 0000 Int or DInt 123 TRUE
"123" 0000 Real 123.0 TRUE
"-00456" 0001 Real -456.0 TRUE
"+00456" 0001 Real 456.0 TRUE
"123.45" 0000 Real 123.45 TRUE
"123.45" 0001 Real 12345.0 TRUE
"123,45" 0000 Real 12345.0 TRUE
"123,45" 0001 Real 123.45 TRUE
".00123AB" 0001 Real 123.0 TRUE
"1.23e-4" 0000 Real 1.23 TRUE
"1.23E-4" 0000 Real 1.23 TRUE
"1.23E-4" 0002 Real 1.23E-4 TRUE
"12,345.67" 0000 Real 12345.67 TRUE
"12,345.67" 0001 Real 12.345 TRUE
"3.4e39" 0002 Real +INF TRUE
"-3.4e39" 0002 Real -INF TRUE
"1.1754943e-38"
(and smaller)
0002 Real 0.0 TRUE
"12345" N/A SInt 0 FALSE
"A123" N/A N/A 0 FALSE
"" N/A N/A 0 FALSE
"++123" N/A N/A 0 FALSE
"+-123" N/A N/A 0 FALSE
The following examples of VAL_STRG conversions are based on an OUT string initialized as
follows:
"Current Temp = xxxxxxxxxx C"
where the "x" character represents space characters allocated for the converted value.

Extended instructions
8.2 String and character
S7-1200 Programmable controller
System Manual, 04/2012, A5E02486680-06 263
Table 8- 36 Examples of VAL_STRG conversion
Data type IN value P SIZE FORMAT
(W#16#....)
PREC OUT string ENO
UInt 123 16 10 0000 0 Current Temp =
xxxxxxx123 C TRUE
UInt 0 16 10 0000 2 Current Temp =
xxxxxx0.00 C TRUE
UDInt 12345678 16 10 0000 3 Current Temp =
x12345.678 C TRUE
UDInt 12345678 16 10 0001 3 Current Temp =
x12345,678 C TRUE
Int 123 16 10 0004 0 Current Temp =
xxxxxx+123 C TRUE
Int -123 16 10 0004 0 Current Temp =
xxxxxx-123 C TRUE
Real -0.00123 16 10 0004 4 Current Temp = xxx-
0.0012 C TRUE
Real -0.00123 16 10 0006 4 Current Temp = -
1.2300E-3 C TRUE
Real -INF 16 10 N/A 4 Current Temp =
xxxxxx-INF C FALSE
Real +INF 16 10 N/A 4 Current Temp =
xxxxxx+INF C FALSE
Real NaN 16 10 N/A 4 Current Temp =
xxxxxxxNaN C FALSE
UDInt 12345678 16 6 N/A 3 Current Temp =
xxxxxxxxxx C FALSE
8.2.3.2 String-to-characters and characters-to-string conversions
Chars_TO_Strg copies an array of ASCII character bytes into a character string.
Strg_TO_Chars copies an ASCII character string into an array of character bytes.
Note
Only the zero based array types (Array [0..n] of Char) or (Array [0..n] of Byte) are allowed as
the input parameter Chars for the Chars_TO_Strg instruction, or as the IN_OUT parameter
Chars for the Strg_TO_Chars instruction.
Table 8- 37 Chars_TO_Strg instruction
LAD / FBD SCL Description
Chars_TO_Strg(
Chars:=_variant_in_,
pChars:=_dint_in_,
Cnt:=_uint_in_,
Strg=>_string_out_);
All or part of an array of characters is copied to a string.
The output string must be declared before Chars_TO_Strg is
executed. The string is then overwritten by the Chars_TO_Strg
operation.
Strings of all supported maximum lengths (1..254) may be used.
The string maximum length value is not changed by
Chars_TO_Strg operation. Copying from array to string stops
when the maximum string length is reached.
A nul character '$00' or 16#00 value in the character array works
as a delimiter and ends copying of characters into the string.

Extended instructions
8.2 String and character
S7-1200 Programmable controller
264 System Manual, 04/2012, A5E02486680-06
Table 8- 38 Data types for the parameters (Chars_TO_Strg)
Parameter and type Data type Description
Chars IN Variant The Chars parameter is a pointer to zero based array [0..n] of
characters to be converted into a string. The array can be
declared in a DB or as local variables in the block interface.
Example: "DB1".MyArray points to MyArray [0..10] of Char
element values in DB1.
pChars IN Dint Element number for the first character in the array to copy.
Array element [0] is the default value.
Cnt IN UInt Count of characters to copy: 0 means all
Strg OUT String Target string
Table 8- 39 Strg_TO_Chars instruction
LAD / FBD SCL Description
Strg_TO_Chars(
Strg:=_string_in_,
pChars:=_dint_in_,
Cnt=>_uint_out_,
Chars:=_variant_inout_);
The complete input string Strg is copied to an array of
characters at IN_OUT parameter Chars.
The operation overwrites bytes starting at array element
number specified by the pChars parameter.
Strings of all supported max lengths (1..254) may be used.
An end delimiter is not written; this is your responsibility. To
set an end delimiter just after the last written array
character, use the next array element number [pChars+Cnt].
Table 8- 40 Data types for the parameters (Strg_TO_Chars)
Parameter and type Data type Description
Strg IN String Source string
pChars IN DInt Array element number for the first string character written to
the target array
Chars IN_OUT Variant The Chars parameter is a pointer to zero based array [0..n] of
characters copied from the input string. The array can be
declared in a DB or as local variables in the block interface.
Example: "DB1".MyArray points to MyArray [0..10] of Char
element values in DB1.
Cnt OUT UInt Count of characters copied
Table 8- 41 ENO status
ENO Description
1 No error
0 Chars_TO_Strg: Attempt to copy more character bytes to the output string than allowed by the maximum
length byte in the string declaration

Extended instructions
8.2 String and character
S7-1200 Programmable controller
System Manual, 04/2012, A5E02486680-06 265
ENO Description
0 Chars_TO_Strg: The nul character (16#00) value was found in the input character byte array.
0 Strg_TO_Chars: Attempt to copy more character bytes to the output array than are allowed by the element
number limit
8.2.3.3 ASCII to Hex and Hex to ASCII conversions
Use the ATH (ASCII to hexadecimal) and HTA (hexadecimal to ASCII) instructions for
conversions between ASCII character bytes (characters 0 to 9 and uppercase A to F only)
and the corresponding 4-bit hexadecimal nibbles.
Table 8- 42 ATH instruction
LAD / FBD SCL Description
ret_val := ATH(
in:=_variant_in_,
n:=_int_in_,
out=>_variant_out_);
Converts ASCII characters into packed hexadecimal digits.
Table 8- 43 Data types for the ATH instruction
Parameter type Data Type Description
IN IN Variant Pointer to ASCII character byte array
N IN UInt Number of ASCII character bytes to convert
RET_VAL OUT Word Execution condition code
OUT OUT Variant Pointer to the converted hexadecimal byte array
Conversion begins at the location specified by parameter IN and continues for N bytes. The
result is placed at the location specified by OUT. Only valid ASCII characters 0 to 9 and
uppercase A to F can be converted. Any other character will be converted to zero.
8-bit ASCII coded characters are converted to 4-bit hexadecimal nibbles. Two ASCII
characters can be stored in a single byte.
The IN and OUT parameters specify byte arrays and not hexadecimal String data. ASCII
characters are converted and placed in the hexadecimal output in the same order as they
are read. If there are an odd number of ASCII characters, then zeros are put in the right-
most nibble of the last converted hexadecimal digit.
Table 8- 44 Examples of ASCII-to-hexadecimal (ATH) conversion
IN character bytes N OUT value ENO
'0123' 4 W#16#0123 TRUE
'123AFx1a23' 10 16#123AF01023 FALSE
'a23' 3 W#16#A230 TRUE

Extended instructions
8.2 String and character
S7-1200 Programmable controller
266 System Manual, 04/2012, A5E02486680-06
Table 8- 45 HTA instruction
LAD / FBD SCL Description
ret_val := HTA(
in:=_variant_in_,
n:=_uint_in_,
out=>_variant_out_);
Converts packed hexadecimal digits to their corresponding ASCII
character bytes.
Table 8- 46 Data types for the HTA instruction
Parameter and type Data Type Description
IN IN Variant Pointer to input byte array
N IN UInt Number of bytes to convert (each input byte has two 4-bit nibbles and
produces 2N ASCII characters)
RET_VAL OUT Word Execution condition code
OUT OUT Variant Pointer to ASCII character byte array
Conversion begins at the location specified by parameter IN and continues for N bytes. Each
4-bit nibble converts to a single 8-bit ASCII character and produces 2N ASCII character
bytes of output. All 2N bytes of the output are written as ASCII characters 0 to 9 through
uppercase A to F. The parameter OUT specifies a byte array and not a string.
Each nibble of the hexadecimal byte is converted into a character in the same order as they
are read in (left-most nibble of a hexadecimal digit is converted first, followed by the right-
most nibble of that same byte).
Table 8- 47 Examples of hexadecimal -to- ASCII (HTA) conversion
IN value N OUT character bytes ENO (ENO always TRUE after HTA execution)
W#16#0123 2 '0123' TRUE
DW#16#123AF012 4 '123AF012' TRUE
Table 8- 48 ATH and HTA condition codes
RET_VAL
(W#16#....)
Description ENO
0000 No error TRUE
0007 Invalid ATH input character: A character was found that was not an ASCII character 0-
9, lowercase a-f, or uppercase A-F
FALSE
8101 Illegal or invalid input pointer, for example, an access to a DB that does not exist. FALSE
8120 Input string is an invalid format, i.e., max= 0, max=255, current>max, or grant length in
pointer < max
FALSE
8182 Input buffer is too small for N FALSE
8151 Data type not allowed for input buffer FALSE
8301 Illegal or invalid output pointer, for example, an access to a DB that does not exist. FALSE

Extended instructions
8.2 String and character
S7-1200 Programmable controller
System Manual, 04/2012, A5E02486680-06 267
RET_VAL
(W#16#....)
Description ENO
8320 Output string is an invalid format, i.e., max= 0, max=255, current>max, or grant length
in pointer < max
FALSE
8382 Output buffer is too small for N FALSE
8351 Data type not allowed for output buffer FALSE
8.2.4 String operation instructions
Your control program can use the following string and character instructions to create
messages for operator display and process logs.
8.2.4.1 LEN
Table 8- 49 Length instruction
LAD / FBD SCL Description
out := LEN(in); LEN (length) provides the current length of the string IN at output OUT. An
empty string has a length of zero.
Table 8- 50 Data types for the parameters
Parameter and type Data type Description
IN IN String Input string
OUT OUT Int, DInt, Real, LReal Number of valid characters of IN string
Table 8- 51 ENO status
ENO Condition OUT
1 No invalid string condition Valid string length
Current length of IN exceeds maximum length of IN
Maximum length of IN does not fit within allocated memory range
0
Maximum length of IN is 255 (illegal length)
Current length is set to 0

Extended instructions
8.2 String and character
S7-1200 Programmable controller
268 System Manual, 04/2012, A5E02486680-06
8.2.4.2 CONCAT
Table 8- 52 Concatenate strings instruction
LAD / FBD SCL Description
out := CONCAT(in1, in2); CONCAT (concatenate strings) joins string parameters IN1 and
IN2 to form one string provided at OUT. After concatenation,
String IN1 is the left part and String IN2 is the right part of the
combined string.
Table 8- 53 Data types for the parameters
Parameter and type Data type Description
IN1 IN String Input string 1
IN2 IN String Input string 2
OUT OUT String Combined string (string 1 + string 2)
Table 8- 54 ENO status
ENO Condition OUT
1 No errors detected Valid characters
Resulting string after concatenation is larger than maximum length of OUT
string
Resulting string characters are
copied until the maximum length
of the OUT is reached
Current length of IN1 exceeds maximum length of IN1, current length of
IN2 exceeds maximum length of IN2, or current length of OUT exceeds
maximum length of OUT (invalid string)
Maximum length of IN1, IN2 or OUT does not fit within allocated memory
range
0
Maximum length of IN1 or IN2 is 255, or the maximum length of OUT is 0
or 255
Current length is set to 0

Extended instructions
8.2 String and character
S7-1200 Programmable controller
System Manual, 04/2012, A5E02486680-06 269
8.2.4.3 LEFT, RIGHT, and MID
Table 8- 55 Left, right and middle substring operations
LAD / FBD SCL Description
out := LEFT(in, L); LEFT (Left substring) provides a substring made of the first L
characters of string parameter IN.
If L is greater than the current length of the IN string, then the entire
IN string is returned in OUT.
If an empty string is the input, then an empty string is returned in
OUT.
out := MID(in, L, p); MID (Middle substring) provides the middle part of a string. The middle
substring is L characters long and starts at character position P
(inclusive).
If the sum of L and P exceeds the current length of the string
parameter IN, then a substring is returned that starts at character
position P and continues to the end of the IN string.
out := RIGHT(in, L); RIGHT (Right substring) provides the last L characters of a string.
If L is greater than the current length of the IN string, then the entire
IN string is returned in parameter OUT.
If an empty string is the input, then an empty string is returned in
OUT.
Table 8- 56 Data types for the parameters
Parameter and type Data type Description
IN IN String Input string
L IN Int Length of the substring to be created:
LEFT uses the left-most characters number of characters in the
string
RIGHT uses the right-most number of characters in the string
MID uses the number of characters starting at position P within
the string
P IN Int MID only: Position of first substring character to be copied
P= 1, for the initial character position of the IN string
OUT OUT String Output string

Extended instructions
8.2 String and character
S7-1200 Programmable controller
270 System Manual, 04/2012, A5E02486680-06
Table 8- 57 ENO status
ENO Condition OUT
1 No errors detected Valid characters
L or P is less than or equal to 0
P is greater than maximum length of IN
Current length of IN exceeds maximum length of IN, or current length
of OUT exceeds maximum length of OUT
Maximum length of IN or OUT does not fit within allocated memory
Maximum length of IN or OUT is 0 or 255
Current length is set to 0
Substring length (L) to be copied is larger than maximum length of OUT
string.
Characters are copied until the
maximum length of OUT is
reached
MID only: L or P is less than or equal to 0
MID only: P is greater than maximum length of IN
Current length is set to 0
Current length of IN1 exceeds maximum length of IN1, or current length of
IN2 exceeds maximum length of IN2 (invalid string)
Maximum length of IN1, IN2 or OUT does not fit within allocated memory
range
0
Maximum length of IN1, IN2 or OUT is 0 or 255 (illegal length)
Current length is set to 0
8.2.4.4 DELETE
Table 8- 58 Delete substring instruction
LAD / FBD SCL Description
out := DELETE(in, L, p); Deletes L characters from string IN. Character deletion starts at
character position P (inclusive), and the remaining substring is
provided at parameter OUT.
If L is equal to zero, then the input string is returned in OUT.
If the sum of L and P is greater than the length of the input
string, then the string is deleted to the end.
Table 8- 59 Data types for the parameters
Parameter and type Data type Description
IN IN String Input string
L IN Int Number of characters to be deleted
P IN Int Position of the first character to be deleted: The first character of
the IN string is position number 1
OUT OUT String Output string

Extended instructions
8.2 String and character
S7-1200 Programmable controller
System Manual, 04/2012, A5E02486680-06 271
Table 8- 60 ENO status
ENO Condition OUT
1 No errors detected Valid characters
P is greater than current length of IN IN is copied to OUT with no
characters deleted
Resulting string after characters are deleted is larger than maximum length
of OUT string
Resulting string characters are
copied until the maximum length
of OUT is reached
L is less than 0, or P is less than or equal to 0
Current length of IN exceeds maximum length of IN, or current length of
OUT exceeds maximum length of OUT
Maximum length of IN or OUT does not fit within allocated memory
0
Maximum length of IN or OUT is 0 or 255
Current length is set to 0
8.2.4.5 INSERT
Table 8- 61 Insert substring instruction
LAD / FBD SCL Description
out := INSERT(in1, in2, p); Inserts string IN2 into string IN1. Insertion begins after the
character at position P.
Table 8- 62 Data types for the parameters
Parameter and type Data type Description
IN1 IN String Input string 1
IN2 IN String Input string 2
P IN Int Last character position in string IN1 before the insertion point for
string IN2
The first character of string IN1 is position number 1.
OUT OUT String Result string
Table 8- 63 ENO status
ENO Condition OUT
1 No errors detected Valid characters
P is greater than length of IN1 IN2 is concatenated with IN1
immediately following the last IN1
character
0
P is less than 0 Current length is set to 0

Extended instructions
8.2 String and character
S7-1200 Programmable controller
272 System Manual, 04/2012, A5E02486680-06
ENO Condition OUT
Resulting string after insertion is larger than maximum length of
OUT string
Resulting string characters are copied
until the maximum length of OUT is
reached
Current length of IN1 exceeds maximum length of IN1, current
length of IN2 exceeds maximum length of IN2, or current length of
OUT exceeds maximum length of OUT (invalid string)
Maximum length of IN1, IN2 or OUT does not fit within allocated
memory range
Maximum length of IN1 or IN2 is 255, or maximum length of OUT is
0 or 255
Current length is set to 0
8.2.4.6 REPLACE
Table 8- 64 Replace substring instruction
LAD / FBD SCL Description
out := REPLACE(
in1:=_string_in_,
in2:=_string_in_,
L:=_int_in_,
p:=_int_in);
Replaces L characters in the string parameter IN1. Replacement
starts at string IN1 character position P (inclusive), with
replacement characters coming from the string parameter IN2.
Table 8- 65 Data types for the parameters
Parameter and type Data type Description
IN1 IN String Input string
IN2 IN String String of replacement characters
L IN Int Number of characters to replace
P IN Int Position of first character to be replaced
OUT OUT String Result string
If parameter L is equal to zero, then the string IN2 is inserted at position P of string IN1
without deleting any characters from string IN1.
If P is equal to one, then the first L characters of string IN1 are replaced with string IN2
characters.

Extended instructions
8.2 String and character
S7-1200 Programmable controller
System Manual, 04/2012, A5E02486680-06 273
Table 8- 66 ENO status
ENO Condition OUT
1 No errors detected Valid characters
P is greater than length of IN1 IN2 is concatenated with IN1
immediately following the last IN1
character
P points within IN1, but fewer than L characters remain in IN1 IN2 replaces the end characters of IN1
beginning at position P
Resulting string after replacement is larger than maximum length of
OUT string
Resulting string characters are copied
until the maximum length of OUT is
reached
Maximum length of IN1 is 0 IN2 characters are copied to OUT
L is less than 0, or P is less than or equal to 0
Current length of IN1 exceeds maximum length of IN1, current
length of IN2 exceeds maximum length of IN2, or current length of
OUT exceeds maximum length of OUT
Maximum length of IN1, IN2 or OUT does not fit within allocated
memory range
0
Maximum length of IN1 or IN2 is 255, or maximum length of OUT is
0 or 255
Current length is set to 0
8.2.4.7 FIND
Table 8- 67 Find substring instruction
LAD / FBD SCL Description
out := FIND(
in1:=_string_in_,
in2:=_string_in);
Provides the character position of the substring specified by IN2 within
the string IN1. The search starts on the left. The character position of
the first occurrence of IN2 string is returned at OUT. If the string IN2 is
not found in the string IN1, then zero is returned.
Table 8- 68 Data types for the parameters
Parameter and type Data type Description
IN1 IN String Search inside this string
IN2 IN String Search for this string
OUT OUT Int Character position in string IN1 of the first search match

Extended instructions
8.3 Distributed I/O (PROFINET, PROFIBUS, or AS-i)
S7-1200 Programmable controller
274 System Manual, 04/2012, A5E02486680-06
Table 8- 69 ENO status
ENO Condition OUT
1 No errors detected Valid character position
IN2 is larger than IN1
Current length of IN1 exceeds maximum length of IN1, or current length
of IN2 exceeds maximum length of IN2 (invalid string)
Maximum length of IN1 or IN2 does not fit within allocated memory
range
0
Maximum length of IN1 or IN2 is 255
Character position is set to 0
8.3 Distributed I/O (PROFINET, PROFIBUS, or AS-i)
8.3.1 Distributed I/O Instructions
The following Distributed I/O instructions can be used with PROFINET, PROFIBUS, or AS-i:
● RDREC instruction (Page 275): You can read a data record with the number INDEX from
a module or device.
● WRREC instruction (Page 275): You can transfer a data record with the number INDEX
to a module or device defined by ID.
● RALRM instruction (Page 278): You can receive an interrupt with all corresponding
information from a module or device and supply this information to its output parameters.
● DPRD_DAT instruction (Page 284): You must read consistent data areas greater than
64 bytes from a module or device with the DPRD_DAT instruction.
● DPWR_DAT instruction (Page 284): You must write consistent data areas greater than
64 bytes to a module or device with the DPWR_DAT instruction.
The DPNRM_DG instruction (Page 286) can only be used with PROFIBUS. You can read
the current diagnostic data of a DP slave in the format specified by EN 50 170 Volume 2,
PROFIBUS.

Extended instructions
8.3 Distributed I/O (PROFINET, PROFIBUS, or AS-i)
S7-1200 Programmable controller
System Manual, 04/2012, A5E02486680-06 275
8.3.2 RDREC and WRREC
You can use the RDREC (Read record) and WRREC (Write record) instructions with
PROFINET, PROFIBUS, and AS-i.
Table 8- 70 RDREC and WRREC instructions
LAD / FBD SCL Description
"RDREC_DB"(
req:=_bool_in_,
ID:=_word_in_,
index:=_dint_in_,
mlen:=_uint_in_,
valid=>_bool_out_,
busy=>_bool_out_,
error=>_bool_out_,
status=>_dword_out_,
len=>_uint_out_,
record:=_variant_inout_);
Use the RDREC instruction to read a data
record with the number INDEX from the
component addressed by the ID, such as
a central rack or a distributed component
(PROFIBUS DP or PROFINET IO).
Assign the maximum number of bytes to
read in MLEN. The selected length of the
target area RECORD should have at
least the length of MLEN bytes.
"WRREC_DB"(
req:=_bool_in_,
ID:=_word_in_,
index:=_dint_in_,
len:=_uint_in_,
done=>_bool_out_,
busy=>_bool_out_,
error=>_bool_out_,
status=>_dword_out_,
record:=_variant_inout_);
Use the WRREC instruction to transfer a
data RECORD with the record number
INDEX to a DP slave/PROFINET IO
device component addressed by ID, such
as a module in the central rack or a
distributed component (PROFIBUS DP or
PROFINET IO).
Assign the byte length of the data record
to be transmitted. The selected length of
the source area RECORD should,
therefore, have at least the length of LEN
bytes.
1 STEP 7 automatically creates the DB when you insert the instruction.
2 In the SCL examples, "RDREC_DB" and "WRREC_DB" are the names of the instance DBs.

Extended instructions
8.3 Distributed I/O (PROFINET, PROFIBUS, or AS-i)
S7-1200 Programmable controller
276 System Manual, 04/2012, A5E02486680-06
Table 8- 71 RDREC and WRREC data types for the parameters
Parameter and type Data type Description
REQ IN Bool REQ = 1: Transfer data record
ID IN HW_IO (Word) Logical address of the DP slave/PROFINET IO component
(module or submodule):
For an output module, bit 15 must be set (for example, for
address 5: ID:= DW#16#8005).
For a combination module, the smaller of the two addresses
should be specified.
Note: The device ID can be determined in one of two ways:
By making the following "Network view" selections:
– Device (gray box)
– "Properties" of the device
– "Hardware identifier"
Note: Not all devices display their Hardware identifiers,
however.
By making the following "Project tree" menu selections:
– PLC tags
– Default tag table
– System constants tab
All configured device Hardware identifiers are displayed.
INDEX IN Byte, Word, USInt,
UInt, SInt, Int, DInt
Data record number
MLEN IN Byte, USInt, UInt Maximum length in bytes of the data record information to be
fetched (RDREC)
VALID OUT Bool New data record was received and valid (RDREC). The VALID
bit is TRUE for one scan, after the last request was completed
with no error.
DONE OUT Bool Data record was transferred (WRREC). The DONE bit is TRUE
for one scan, after the last request was completed with no error.
BUSY OUT Bool BUSY = 1: The read (RDREC) or write (WRREC) process is
not yet terminated.
BUSY = 0: Data record transmission is completed.
ERROR OUT Bool ERROR = 1: A read (RDREC) or write (WRREC) error has
occurred. The ERROR bit is TRUE for one scan, after the last
request was terminated with an error. The error code value at
the STATUS parameter is valid only during the single scan
where ERROR = TRUE.
STATUS OUT DWord Block status or error information
LEN OUT (RDREC)
IN (WRREC)
UInt Length of the fetched data record information (RDREC)
Maximum byte length of the data record to be transferred
(WRREC)
RECORD IN_OUT Variant Target area for the fetched data record (RDREC)
Data record (WRREC)

Extended instructions
8.3 Distributed I/O (PROFINET, PROFIBUS, or AS-i)
S7-1200 Programmable controller
System Manual, 04/2012, A5E02486680-06 277
The RDREC and WRREC instructions operate asynchronously, that is, processing covers
multiple instruction calls. Start the job by calling RDREC or WRREC with REQ = 1.
The job status is displayed via output parameter BUSY and the two central bytes of output
parameter STATUS. The transfer of the data record is complete when the output parameter
BUSY has the value FALSE
TRUE (only for one scan) on the output parameter VALID (RDREC) or DONE (WRREC)
verifies that the data record has been successfully transferred into the target area RECORD
(RDREC) or to the target device (WRREC). In the case of the RDREC, the output parameter
LEN contains the length of the fetched data in bytes.
The output parameter ERROR (only for one scan when ERROR = TRUE) indicates that a
data record transmission error has occurred. In this case, the output parameter STATUS
(only for the one scan when ERROR = TRUE) contains the error information.
Data records are defined by the hardware device manufacturer. Refer to the hardware
manufacturer's device documentation for details about a data record.
Note
If a DPV1 slave is configured via GSD file (GSD rev. 3 and higher) and the DP interface of
the DP master is set to "S7 compatible", then you may not read any data records from the
I/O modules in the user program with "RDREC" or write to the I/O modules with "WRREC".
In this case, the DP master addresses the wrong slot (configured slot + 3).
Remedy: set the interface of the DP master to "DPV1".
Note
The interfaces of the "RDREC" and "WRREC" instructions are identical to the "RDREC" and
"WRREC" FBs defined in "PROFIBUS Guideline PROFIBUS Communication and Proxy
Function Blocks according to IEC 61131-3".
Note
If you use "RDREC" or "WRREC" to read or write a data record for PROFINET IO, then
negative values in the INDEX, MLEN, and LEN parameters will be interpreted as an
unsigned 16-bit integer.

Extended instructions
8.3 Distributed I/O (PROFINET, PROFIBUS, or AS-i)
S7-1200 Programmable controller
278 System Manual, 04/2012, A5E02486680-06
8.3.3 RALRM
You can use the RALRM (Read alarm) instruction with PROFINET and PROFIBUS.
Table 8- 72 RALRM instruction
LAD / FBD SCL Description
"RALRM_DB"(
mode:=_int_in_,
f_ID:=_word_in_,
mlen:=_uint_in_,
new=>_bool_out_,
status=>_dword_out_,
ID=>_word_out_,
len=>_uint_out_,
tinfo:=_variant_inout_,
ainfo:=_variant_inout_);
Use the RALRM (read alarm) instruction to read diagnostic
interrupt information from PROFIBUS or PROFINET I/O
modules/devices.
The information in the output parameters contains the start
information of the called OB as well as information of the
interrupt source.
Call RALRM in an interrupt OB to return information regarding
the event(s) that caused the interrupt. In the S7-1200, only
diagnostic interrupts (OB82) are supported.
1 STEP 7 automatically creates the DB when you insert the instruction.
2 In the SCL example, "RALRM_DB" is the name of the instance DB.
Table 8- 73 Data types for the parameters
Parameter and type Data type Description
MODE IN Byte, USInt, SInt, Int Operating mode
F_ID IN HW_IO (Word) Logical start address of the component (module) from which interrupts
are to be received
Note: The device ID can be determined in one of two ways:
By making the following "Network view" selections:
– Device (gray box)
– "Properties" of the device
– "Hardware identifier"
Note: Not all devices display their Hardware identifiers.
By making the following "Project tree" menu selections:
– PLC tags
– Default tag table
– System constants tab
– All configured device Hardware identifiers are displayed.
MLEN IN Byte, USInt, UInt Maximum length in bytes of the data interrupt information to be
received. MLEN of 0 will allow receipt of as much data interrupt
information as is available in the AINFO Target Area.
NEW OUT Bool A new interrupt was received.
STATUS OUT DWord Status of the RALRM instruction. Refer to "STATUS parameter for
RDREC, WRREC, and RALRM" (Page 280) for more information.
ID OUT HW_IO (Word) Hardware identifier of the I/O module that caused the diagnostic
interrupt
Note: Refer to the F_ID parameter for an explanation of how to
determine the device ID.

Extended instructions
8.3 Distributed I/O (PROFINET, PROFIBUS, or AS-i)
S7-1200 Programmable controller
System Manual, 04/2012, A5E02486680-06 279
Parameter and type Data type Description
LEN OUT DWord, UInt, UDInt,
DInt, Real, LReal
Length of the received AINFO interrupt information
TINFO IN_OUT Variant Task information: Target range for OB start and management
information. The TINFO length is always 32 bytes.
AINFO IN_OUT Variant Interrupt information: Target area for header information and additional
interrupt information. For AINFO, provide a length of at least the MLEN
bytes, if MLEN is greater than 0. The AINFO length is variable.
Note
If you call "RALRM" in an OB whose start event is not an I/O interrupt, the instruction will
provide correspondingly reduced information in its outputs.
Make sure to use different instance DBs when you call "RALRM" in different OBs. If you
evaluate data resulting from a "RALRM" call outside of the associated interrupt OB, you
should use a separate instance DB per OB start event.
Note
The interface of the "RALRM" instruction is identical to the "RALRM" FB defined in
"PROFIBUS Guideline PROFIBUS Communication and Proxy Function Blocks according to
IEC 61131-3".
Calling RALRM
You can call the RALRM instruction in three different operating modes (MODE).
Table 8- 74 RALRM instruction operating modes
MODE Description
0 ID contains the hardware identifier of the I/O module that triggered the interrupt.
Output parameter NEW is set to TRUE.
LEN produces an output of 0.
AINFO and TINFO are not updated with any information.
1 ID contains the hardware identifier of the I/O module that triggered the interrupt.
Output parameter NEW is set to TRUE.
LEN produces an output of the amount in bytes of AINFO data that is returned.
AINFO and TINFO are updated with interrupt-related information.
2 If the hardware identifier assigned to input parameter F_ID has triggered the interrupt then:
ID contains the hardware identifier of the I/O module that triggered the interrupt. Should be the same
as the value at F_ID.
Output parameter NEW is set to TRUE.
LEN produces an output of the amount in bytes of AINFO data that is returned.
AINFO and TINFO are updated with interrupt-related information.

Extended instructions
8.3 Distributed I/O (PROFINET, PROFIBUS, or AS-i)
S7-1200 Programmable controller
280 System Manual, 04/2012, A5E02486680-06
Note
If you assign a destination area for TINFO or AINFO that is too short, RALRM cannot return
the full information.
MLEN can limit the amount of AINFO data that is returned.
Refer to the AINFO parameters and TINFO parameters of the online information system of
STEP 7 for information on how to interpret the TINFO and AINFO data.
8.3.4 STATUS parameter for RDREC, WRREC, and RALRM
The output parameter STATUS contains error information that is interpreted as ARRAY[1...4]
OF BYTE, with the following structure:
Table 8- 75 STATUS output array
Array element Name Description
STATUS[1] Function_Num B#16#00, if no error
Function ID from DPV1-PDU: If an error occurs, B#16#80 is OR'ed (for read
data record: B#16#DE; for write data record: B#16#DF). If no DPV1 protocol
element is used, then B#16#C0 will be output.
STATUS[2] Error_Decode Location of the error ID
STATUS[3] Error_Code_1 Error ID
STATUS[4] Error_Code_2 Manufacturer-specific error ID expansion
Table 8- 76 STATUS[2] values
Error_decode
(B#16#....)
Source Description
00 to 7F CPU No error or no warning
80 DPV1 Error according to IEC 61158-6
81 to 8F CPU B#16#8x shows an error in the "xth" call parameter of the instruction.
FE, FF DP Profile Profile-specific error
Table 8- 77 STATUS[3] values
Error_decode
(B#16#....)
Error_code_1
(B#16#....)
Explanation (DVP1) Description
00 00 No error, no warning
00 Reserved, reject Initial call; no active data record transfer 70
01 Reserved, reject Initial call; data record transfer has started

Extended instructions
8.3 Distributed I/O (PROFINET, PROFIBUS, or AS-i)
S7-1200 Programmable controller
System Manual, 04/2012, A5E02486680-06 281
Error_decode
(B#16#....)
Error_code_1
(B#16#....)
Explanation (DVP1) Description
02 Reserved, reject Intermediate call; data record transfer already active
90 Reserved, pass Invalid logical start address
92 Reserved, pass Illegal type for Variant pointer
93 Reserved, pass The DP component addressed via ID or F_ID is not
configured.
96 The "RALRM (Page 278)" cannot supply the OB start
information, management information, header
information, or additional interrupt information.
For OBs 4x, 55, 56, 57, 82, and 83, you can use the
"DPNRM_DG (Page 286)" instruction to read the current
diagnostics message frame of the relevant DP slave
asynchronously (address information from OB start
information).
A0 Read error Negative acknowledgement while reading from the
module
A1 Write error Negative acknowledgement while writing to the module
A2 Module failure DP protocol error at layer 2 (for example, slave failure or
bus problems)
A3 Reserved, pass PROFIBUS DP: DP protocol error with Direct-Data-
Link-Mapper or User-Interface/User
PROFINET IO: General CM error
A4 Reserved, pass Communication on the communication bus disrupted
A5 Reserved, pass -
A7 Reserved, pass DP slave or modules is occupied (temporary error).
A8 Version conflict DP slave or module reports non-compatible versions.
A9 Feature not supported Feature not supported by DP slave or module
AA to AF User specific DP slave or module reports a manufacturer-specific error
in its application. Please check the documentation from
the manufacturer of the DP slave or module.
B0 Invalid index Data record not known in module; illegal data record
number ≥ 256
B1 Write length error The length information in the RECORD parameter is
incorrect.
With "RALRM": Length error in AINFO
Note: Refer to the online information system of
STEP 7 for immediate access to information on how
to interpret the "AINFO" returned buffers.
With "RDREC (Page 275)" and "WRREC
(Page 275)": Length error in "MLEN"
B2 Invalid slot The configured slot is not occupied.
B3 Type conflict Actual module type does not match specified module
type.
B4 Invalid area DP slave or module reports access to an invalid area.
B5 Status conflict DP slave or module not ready
80
B6 Access denied DP slave or module denies access.

Extended instructions
8.3 Distributed I/O (PROFINET, PROFIBUS, or AS-i)
S7-1200 Programmable controller
282 System Manual, 04/2012, A5E02486680-06
Error_decode
(B#16#....)
Error_code_1
(B#16#....)
Explanation (DVP1) Description
B7 Invalid range DP slave or module reports an invalid range for a
parameter or value.
B8 Invalid parameter DP slave or module reports an invalid parameter.
B9 Invalid type DP slave or module reports an invalid type:
With "RDREC (Page 275)": Buffer too small (subsets
cannot be read)
With "WRREC (Page 275)": Buffer too small (subsets
cannot be written)
BA to BF User specific DP slave or module reports a manufacturer-specific error
when accessing. Please check the documentation from
the manufacturer of the DP slave or module.
C0 Read constraint conflict With "WRREC (Page 275)": The data can only be
written when the CPU is in STOP mode.
Note: This means that data cannot be written by the
user program. You can only write the data online with
a PG/PC.
With "RDREC (Page 275)": The module routes the
data record, but either no data is present or the data
can only be read when the CPU is in STOP mode.
Note: If data can only be read when the CPU is in
STOP mode, no evaluation by the user program is
possible. In this case, you can only read the data
online with a PG/PC.
C1 Write constraint conflict The data of the previous write request to the module for
the same data record has not yet been processed by the
module.
C2 Resource busy The module is currently processing the maximum
possible number of jobs for a CPU.
C3 Resource unavailable The required operating resources are currently occupied.
C4 Internal temporary error. Job could not be carried out.
Repeat the job. If this error occurs often, check your
installation for sources of electrical interference.
C5 DP slave or module not available
C6 Data record transfer was cancelled due to priority class
cancellation.
C7 Job aborted due to warm or cold restart on the DP
master.
C8 to CF DP slave or module reports a manufacturer-specific
resource error. Please check the documentation from the
manufacturer of the DP slave or module.
Dx User specific DP Slave specific. Refer to the description of the DP
Slave.
00 to FF Error in the initial call parameter (with "RALRM
(Page 278)": MODE)
81
00 Illegal operating mode
82 00 to FF Error in the second call parameter

Extended instructions
8.3 Distributed I/O (PROFINET, PROFIBUS, or AS-i)
S7-1200 Programmable controller
System Manual, 04/2012, A5E02486680-06 283
Error_decode
(B#16#....)
Error_code_1
(B#16#....)
Explanation (DVP1) Description
00 to FF Error in the eighth call parameter (with "RALRM
(Page 278)": TINFO)
Note: Refer to the online information system of STEP 7
for immediate access to information on how to interpret
the "TINFO" returned buffers.
01 Wrong syntax ID
23 Quantity structure exceeded or destination area too small
24 Wrong range ID
32 DB/DI number out of user range
88
3A DB/DI number is NULL for area ID DB/DI, or specified
DB/DI does not exist.
00 to FF Error in the ninth call parameter (with "RALRM
(Page 278)": AINFO)
Note: Refer to the online information system of STEP 7
for immediate access to information on how to interpret
the "AINFO" returned buffers.
01 Wrong syntax ID
23 Quantity structure exceeded or destination area too small
24 Wrong range ID
32 DB/DI number out of user range
89
3A DB/DI number is NULL for area ID DB/DI, or specified
DB/DI does not exist.
8A 00 to FF Error in the 10th call parameter
8F 00 to FF Error in the 15th call parameter
FE, FF 00 to FF Profile-specific error
Array element STATUS[4]
With DPV1 errors, the DP Master passes on STATUS[4] to the CPU and to the instruction.
Without a DPV1 error, this value is set to 0, with the following exceptions for the RDREC:
● STATUS[4] contains the target area length from RECORD, if MLEN > the destination
area length from RECORD.
● STATUS[4]=MLEN, if the actual data record length < MLEN < the destination area length
from RECORD.
● STATUS[4]=0, if STATUS[4] > 255; would have to be set
In PROFINET IO, STATUS[4] has the value 0.

Extended instructions
8.3 Distributed I/O (PROFINET, PROFIBUS, or AS-i)
S7-1200 Programmable controller
284 System Manual, 04/2012, A5E02486680-06
8.3.5 DPRD_DAT and DPWR_DAT
You can use the DPRD_DAT (Read consistent data) and DPWR_DAT (Write consistent
data) instructions with PROFINET and PROFIBUS.
Table 8- 78 DPRD_DAT and DPWR_DAT instructions
LAD / FBD SCL Description
ret_val := DPRD_DAT(
laddr:=_word_in_,
record=>_variant_out_);
Use the DPRD_DAT instruction to read the consistent
data of a DP standard slave/PROFINET IO device. If no
errors occur during the data transfer, the data read is
entered into the target area set up by the RECORD
parameter. The target area must have the same length as
you configured with STEP 7 for the selected module.
When you call the DPRD_DAT instruction, you can only
access the data of one module / DP identification under
the configured start address.
ret_val := DPWR_DAT(
laddr:=_word_in_,
record:=_variant_in_);
Use the DPWR_DAT instruction to transfer the data in
RECORD consistently to the addressed DP standard
slave/PROFINET IO device. The source area must have
the same length as you configured with STEP 7 for the
selected module.
The CPU supports up to 64 bytes of consistent data. For consistent data areas greater than
64 bytes, the DPRD_DAT and DPWR_DAT instructions must be used. If required, these
instructions can be used for data areas of 1 byte or greater. If access is rejected, error code
W#16#8090 will result.
Note
If you are using the DPRD_DAT and DPWR_DAT instructions with consistent data, you must
remove this consistent data from the process-image automatic update. Refer to "PLC
concepts: Execution of the user program" (Page 67) for more information.
Table 8- 79 Data types for the parameters
Parameter and type Data type Description
LADDR IN HW_IO (Word) Configured start address from the "I" area of the module from which
the data will be read (DPRD_DAT)
Configured start address from the process image output area of the
module to which the data will be written (DPWR_DAT)
Addresses have to be entered in hexadecimal format (for example, an
input or output address of 100 means: LADDR:=W#16#64).
RECORD OUT Variant Destination area for the user data that were read (DPRD_DAT) or source
area for the user data to be written (DPWR_DAT). This must be exactly
as large as you configured for the selected module with STEP 7. Only the
data type Byte is permitted.
RET_VAL OUT Int If an error occurs while the function is active, the return value contains an
error code.

Extended instructions
8.3 Distributed I/O (PROFINET, PROFIBUS, or AS-i)
S7-1200 Programmable controller
System Manual, 04/2012, A5E02486680-06 285
DPRD_DAT operations
The destination area must have the same length as configured for the selected module with
STEP 7. If no error occurs during the data transfer, the data that have been read are entered
into the destination area identified by RECORD.
If you read from a DP standard slave with a modular design or with several DP identifiers,
you can only access the data of one module/DP identifier for each DPRD_DAT instruction
call, specifying the configured start address.
DPWR_DAT operations
You transfer the data in RECORD consistently to the addressed DP standard
slave/PROFINET IO. The data is transferred synchronously, that is, the write process is
completed when the instruction is completed.
The source area must have the same length as you configured for the selected module with
STEP 7.
If the DP standard slave has a modular design, you can only access one module of the DP
slave.
Table 8- 80 DPRD_DAT and DPWR_DAT error codes
Error code Description
0000 No error occurred
808x System error with external DP interface module
8090 One of the following cases apply:
You have not configured a module for the specified logical base address.
You have ignored the restriction concerning the length of consistent data.
You have not entered the start address in the LADDR parameter in hexadecimal format.
8092 A type other than Byte is specified in the Any reference.
8093 No DP module/PROFINET IO device from which you can read (DPRD_DAT) or to which you can
write (DPWR_DAT) consistent data exists at the logical address specified in LADDR.
80A0 Access error detected while the I/O devices were being accessed (DPRD_DAT).
80A1 Access error detected while the I/O devices were being accessed (DPWR_DAT).
80B0 Slave failure on external DP interface module
80B1 The length of the specified destination (DPRD_DAT) or source (DPWR_DAT) area is not identical to
the user data length configured with STEP 7 Basic.
80B2, 80B3, 80C2,
80Fx
System error with external DP interface module (DPRD_DAT) and (DPWR_DAT)
87xy, 808x System error with external DP interface module (DPRD_DAT)
85xy System error with external DP interface module (DPWR_DAT)
80C0 The data have not yet been read by the module (DPRD_DAT).
80C1 The data of the previous write job on the module have not yet been processed by the module
(DPWR_DAT).
8xyy1 General error information

Extended instructions
8.3 Distributed I/O (PROFINET, PROFIBUS, or AS-i)
S7-1200 Programmable controller
286 System Manual, 04/2012, A5E02486680-06
Refer to "Extended instructions, Distributed I/O: Error information for RDREC, WRREC, and
RALRM" (Page 280) for more information on general error codes.
Note
If you access DPV1 slaves, error information from these slaves can be forwarded from the
DP master to the instruction.
8.3.6 DPNRM_DG
You can use the DPNRM_DG (Read diagnostic data) instruction with PROFIBUS.
Table 8- 81 DPNRM_DG instruction
LAD / FBD SCL Description
ret_val := DPNRM_DG(
req:=_bool_in_,
laddr:=_word_in_,
record=>_variant_out_,
busy=>_bool_out_);
Use the DPNRM_DG instruction to read the current diagnostic data of
a DP slave in the format specified by EN 50 170 Volume 2,
PROFIBUS. The data that has been read is entered in the destination
area indicated by RECORD following error-free data transfer.
Table 8- 82 DPNRM_DG instruction data types for the parameters
Parameter and type Data type Description
REQ IN Bool REQ=1: Read request
LADDR IN HW_DPSLAVE Configured diagnostic address of the DP slave: Must be the address of
the station and not for the I/O device. Select the station (and not the
image of the device) in the "Network" view of the "Device configuration"
to determine the diagnostic address.
Enter the addresses in hexadecimal format. For example, diagnostic
address 1022 means LADDR:=W#16#3FE.
RET_VAL OUT Int If an error occurs while the function is active, the return value contains
an error code. If no error occurs, the length of the data actually
transferred is entered in RET_VAL.
RECORD OUT Variant Destination area for the diagnostic data that were read. Only the Byte
data type is permitted. The minimum length of the data record to be
read or the destination area is 6. The maximum length of the data
record to be sent is 240.
Standard slaves can provide more than 240 bytes of diagnostic data up
to a maximum of 244 bytes. In this case, the first 240 bytes are
transferred to the destination area, and the overflow bit is set in the
data.
BUSY OUT Bool BUSY=1: The read job is not yet completed
You start the read job by assigning 1 to the input parameter REQ in the DPNRM_DG
instruction call. The read job is executed asynchronously, in other words, it requires several
DPNRM_DG instruction calls. The status of the job is indicated by the output parameters
RET_VAL and BUSY.

Extended instructions
8.3 Distributed I/O (PROFINET, PROFIBUS, or AS-i)
S7-1200 Programmable controller
System Manual, 04/2012, A5E02486680-06 287
Table 8- 83 Slave diagnostic data structure
Byte Description
0 Station status 1
1 Station status 2
2 Station status 3
3 Master station number
4 Vendor ID (high byte)
5 Vendor ID (low byte)
6 ... Additional slave-specific diagnostic information
Table 8- 84 DPNRM_DG instruction error codes
Error code Description Restriction
0000 No error -
7000 First call with REQ=0: No data transfer active; BUSY has the value 0. -
7001 First call with REQ =1: No data transfer active; BUSY has the value 1. Distributed I/Os
7002 Interim call (REQ irrelevant): Data transfer already active; BUSY has the
value 1.
Distributed I/Os
8090 Specified logical base address invalid: There is no base address. -
8092 The type specified in the Any reference is not Byte. -
8093 This instruction is not permitted for the module specified by LADDR
(S7-DP modules for S7-1200 are permitted).
LADDR specifies the I/O device instead of specifying the station. Select
the station (and not the image of the device) in the "Network" view of
the "Device configuration" to determine the diagnostic address for
LADDR.
-
80A2 DP protocol error at layer 2 (for example, slave failure or bus problems)
For ET200S, data record cannot be read in DPV0 mode.
Distributed I/Os
80A3 DP protocol error with user interface/user Distributed I/Os
80A4 Communication problem on the communication bus The error occurs between the
CPU and the external DP
interface module.
80B0 The instruction is not possible for module type.
The module does not recognize the data record.
Data record number 241 is not permitted.
-
80B1 The length specified in the RECORD parameter is incorrect. Specified length > record
length
80B2 The configured slot is not occupied. -
80B3 Actual module type does not match the required module type. -
80C0 There is no diagnostic information. -
80C1 The data of the previous write job for the same data record on the module
have not yet been processed by the module.
-

Extended instructions
8.4 Interrupts
S7-1200 Programmable controller
288 System Manual, 04/2012, A5E02486680-06
Error code Description Restriction
80C2 The module is currently processing the maximum possible number of jobs
for a CPU.
-
80C3 The required resources (memory, etc.) are currently occupied. -
80C4 Internal temporary error. The job could not be processed.
Repeat the job. If this error occurs frequently, check your system for
electrical disturbance sources.
-
80C5 Distributed I/Os not available Distributed I/Os
80C6 Data record transfer was stopped due to a priority class abort (restart or
background)
Distributed I/Os
8xyy1 General error codes
Refer to "Extended instructions, Distributed I/O: Error information for RDREC, WRREC, and
RALRM" (Page 280) for more information on general error codes.
8.4 Interrupts
8.4.1 Attach and detach instructions
You can activate and deactivate interrupt event-driven subprograms with the ATTACH and
DETACH instructions.
Table 8- 85 ATTACH and DETACH instructions
LAD / FBD SCL Description
ret_val := ATTACH(
ob_nr:=_int_in_,
event:=_event_att_in_,
add:=_bool_in_);
ATTACH enables interrupt OB subprogram
execution for a hardware interrupt event.
ret_val := DETACH(
ob_nr:=_int_in_,
event:=_event_att_ in);
DETACH disables interrupt OB subprogram
execution for a hardware interrupt event.

Extended instructions
8.4 Interrupts
S7-1200 Programmable controller
System Manual, 04/2012, A5E02486680-06 289
Table 8- 86 Data types for the parameters
Parameter and type Data type Description
OB_NR IN OB_ATT Organization block identifier: Select from the available hardware
interrupt OBs that were created using the "Add new block" feature.
Double-click on the parameter field, then click on the helper icon to
see the available OBs.
EVENT IN EVENT_ATT Event identifier: Select from the available hardware interrupt events
that were enabled in PLC device configuration for digital inputs or
high-speed counters. Double-click on the parameter field, then click
on the helper icon to see the available events.
ADD
(ATTACH only)
IN Bool ADD = 0 (default): This event replaces all previous event
attachments for this OB.
ADD = 1: This event is added to previous event attachments for
this OB.
RET_VAL OUT Int Execution condition code
Hardware interrupt events
The following hardware interrupt events are supported by the CPU:
● Rising edge events (all built-in CPU digital inputs and SB digital inputs)
– A rising edge occurs when the digital input transitions from OFF to ON as a response
to a change in the signal from a field device connected to the input.
● Falling edge events (all built-in CPU digital inputs and SB digital inputs)
– A falling edge occurs when the digital input transitions from ON to OFF.
● High-speed counter (HSC) current value = reference value (CV = RV) events (HSC 1
through 6)
– A CV = RV interrupt for a HSC is generated when the current count transitions from an
adjacent value to the value that exactly matches a reference value that was previously
established.
● HSC direction changed events (HSC 1 through 6)
– A direction changed event occurs when the HSC is detected to change from
increasing to decreasing, or from decreasing to increasing.
● HSC external reset events (HSC 1 through 6)
– Certain HSC modes allow the assignment of a digital input as an external reset that is
used to reset the HSC count value to zero. An external reset event occurs for such a
HSC, when this input transitions from OFF to ON.
Enabling hardware interrupt events in the device configuration
Hardware interrupts must be enabled during the device configuration. You must check the
enable-event box in the device configuration for a digital input channel or a HSC, if you want
to attach this event during configuration or run time.

Extended instructions
8.4 Interrupts
S7-1200 Programmable controller
290 System Manual, 04/2012, A5E02486680-06
Check box options within the PLC device configuration:
● Digital input
– Enable rising edge detection
– Enable falling edge detection
● High-speed counter (HSC)
– Enable this high-speed counter for use
– Generate interrupt for counter value equals reference value count
– Generate interrupt for external reset event
– Generate interrupt for direction change event
Adding new hardware interrupt OB code blocks to your program
By default, no OB is attached to an event when the event is first enabled. This is indicated by
the "HW interrupt:" device configuration "<not connected>" label. Only hardware-interrupt
OBs can be attached to a hardware interrupt event. All existing hardware-interrupt OBs
appear in the "HW interrupt:" drop-down list. If no OB is listed, then you must create an OB
of type "Hardware interrupt" as follows. Under the project tree "Program blocks" branch:
1. Double-click "Add new block", select "Organization block (OB)" and choose "Hardware
interrupt".
2. Optionally, you can rename the OB, select the programming language (LAD or FBD), and
select the block number (switch to manual and choose a different block number than that
suggested).
3. Edit the OB and add the programmed reaction that you want to execute when the event
occurs. You can call FCs and FBs from this OB, to a nesting depth of four.
OB_NR parameter
All existing hardware-interrupt OB names appear in the device configuration "HW interrupt:"
drop-down list and in the ATTACH / DETACH parameter OB_NR drop-list.
EVENT parameter
When a hardware interrupt event is enabled, a unique default event name is assigned to this
particular event. You can change this event name by editing the "Event name:" edit box, but
it must be a unique name. These event names become tag names in the "Constants" tag
table, and appear on the EVENT parameter drop-down list for the ATTACH and DETACH
instruction boxes. The value of the tag is an internal number used to identify the event.
General operation
Each hardware event can be attached to a hardware-interrupt OB which will be queued for
execution when the hardware interrupt event occurs. The OB-event attachment can occur at
configuration time or at run time.

Extended instructions
8.4 Interrupts
S7-1200 Programmable controller
System Manual, 04/2012, A5E02486680-06 291
You have the option to attach or detach an OB to an enabled event at configuration time. To
attach an OB to an event at configuration time, you must use the "HW interrupt:" drop-down
list (click on the down arrow on the right) and select an OB from the list of available
hardware-interrupt OBs. Select the appropriate OB name from this list, or select "<not
connected>" to remove the attachment.
You can also attach or detach an enabled hardware interrupt event during run time. Use the
ATTACH or DETACH program instructions during run time (multiple times if you wish) to
attach or detach an enabled interrupt event to the appropriate OB. If no OB is currently
attached (either from a "<not connected>" selection in device configuration, or as a result of
executing a DETACH instruction), the enabled hardware interrupt event is ignored.
DETACH operation
Use the DETACH instruction to detach either a particular event or all events from a particular
OB. If an EVENT is specified, then only this one event is detached from the specified
OB_NR; any other events currently attached to this OB_NR will remain attached. If no
EVENT is specified, then all events currently attached to OB_NR will be detached.
Condition codes
Table 8- 87 Condition codes
RET_VAL (W#16#....) ENO Description
0000 1 No error
0001 1 Nothing to Detach (DETACH only)
8090 0 OB does not exist
8091 0 OB is wrong type
8093 0 Event does not exist
8.4.2 Cyclic interrupts
8.4.2.1 SET_CINT (Set cyclic interrupt)
Table 8- 88 SET_CINT (Set cyclic interrupt instruction)
LAD / FBD SCL Description
ret_val := SET_CINT(
ob_nr:=_int_in_,
cycle:=_udint_in_,
phase:=_udint_in_);
Set the specified interrupt OB to begin cyclic execution
that interrupts the program scan.

Extended instructions
8.4 Interrupts
S7-1200 Programmable controller
292 System Manual, 04/2012, A5E02486680-06
Table 8- 89 Data types for the parameters
Parameter and type Data type Description
OB_NR IN OB_CYCLIC OB number (accepts symbolic name)
CYCLE IN UDInt Time interval, in microseconds
PHASE IN UDInt Phase shift, in microseconds
RET_VAL OUT Int Execution condition code
Time parameter examples:
● If the CYCLE time = 100 us, then the interrupt OB referenced by OB_NR interrupts the
cyclic program scan every 100 us. The interrupt OB executes and then returns execution
control to the program scan, at the point of interruption.
● If the CYCLE time = 0, then the interrupt event is deactivated and the interrupt OB is not
executed.
● The PHASE (phase shift) time is a specified delay time that occurs before the CYCLE
time interval begins. You can use the phase shift to control the execution timing of lower
priority OBs.
If lower and higher priority OBs are called in the same time interval, the lower priority OB is
only called after the higher priority OB has finished processing. The execution start time for
the low priority OB can shift depending on the processing time of higher priority OBs.
581
WWWW
WWWW
2%
+LJKHUSULRULW\
2%
ORZSULRULW\
2%FDOOZLWKRXWSKDVHVKLIW
If you want to start the execution of a lower priority OB on a fixed time cycle, then phase shift
time should be greater then the processing time of higher priority OBs.
3KDVHVKLIW
581
WWWW
WW W W
2%
+LJKHUSULRULW\
2%
ORZSULRULW\
2%FDOOZLWKSKDVHVKLIW

Extended instructions
8.4 Interrupts
S7-1200 Programmable controller
System Manual, 04/2012, A5E02486680-06 293
Table 8- 90 Condition codes
RET_VAL (W#16#....) Description
0000 No error
8090 OB does not exist or is of wrong type
8091 Invalid cycle time
8092 Invalid phase shift time
80B2 OB has no attached event
8.4.2.2 QRY_CINT (Query cyclic interrupt)
Table 8- 91 QRY_CINT (Query cyclic interrupt)
LAD / FBD SCL Description
ret_val := QRY_CINT(
ob_nr:=_int_in_,
cycle=>_udint_out_,
phase=>_udint_out__,
status=>_word_out_);
Get parameter and execution status from a cyclic
interrupt OB. The values that are returned existed
at the time QRY_CINT was executed.
Table 8- 92 Data types for the parameters
Parameter and type Data type Description
OB_NR IN OB_CYCLIC OB number (accepts symbolic name like OB_MyOBName)
RET_VAL OUT Int Execution condition code
CYCLE OUT UDInt Time interval, in microseconds
PHASE OUT UDInt Phase shift, in microseconds
STATUS OUT Word Cyclic interrupt status code:
Bits 0 to 4, see the STATUS table below
Other bits, always 0
Table 8- 93 STATUS parameter
Bit Value Description
0 During CPU RUN 0
1 During startup
0 The interrupt is enabled. 1
1 Interrupt is disabled via the DIS_IRT instruction.
0 The interrupt is not active or has elapsed. 2
1 The interrupt is active.
0 The OB identified by OB_NR does not exist. 4
1 The OB identified by OB_NR exists.

Extended instructions
8.4 Interrupts
S7-1200 Programmable controller
294 System Manual, 04/2012, A5E02486680-06
Bit Value Description
Other Bits Always 0
If an error occurs, RET_VAL displays the appropriate error code and the parameter STATUS
= 0.
Table 8- 94 RET_VAL parameter
RET_VAL (W#16#....) Description
0000 No error
8090 OB does not exist or is of wrong type.
80B2 OB has no attached event.
8.4.3 Time delay interrupts
You can start and cancel time delay interrupt processing with the SRT_DINT and CAN_DINT
instructions, or query the interrupt status with the QRY_DINT instruction. Each time delay
interrupt is a one-time event that occurs after the specified delay time. If the time delay event
is cancelled before the time delay expires, the program interrupt does not occur.
Table 8- 95 SRT_DINT, CAN_DINT, and QRY_DINT instructions
LAD / FBD SCL Description
ret_val := SRT_DINT(
ob_nr:=_int_in_,
dtime:=_time_in_,
sign:=_word_in_);
SRT_DINT starts a time delay interrupt that
executes an OB when the delay time specified by
parameter DTIME has elapsed.
ret_val := CAN_DINT(
ob_nr:=_int_in_);
CAN_DINT cancels a time delay interrupt that has
already started. The time delay interrupt OB is not
executed in this case.
ret_val := QRY_DINT(
ob_nr:=_int_in_,
status=>_word_out_);
QRY_DINT queries the status of the time delay
interrupt specified by the OB_NR parameter.
Table 8- 96 Data types for the parameters
Parameter and type Data type Description
OB_NR IN OB_DELAY Organization block (OB) to be started after a time-delay: Select from
the available time-delay interrupt OBs that were created using the "Add
new block" project tree feature. Double-click on the parameter field,
then click on the helper icon to see the available OBs.
DTIME 1 IN Time Time delay value (1 to 60000 ms)

Extended instructions
8.4 Interrupts
S7-1200 Programmable controller
System Manual, 04/2012, A5E02486680-06 295
Parameter and type Data type Description
SIGN 1 IN Word Not used by the S7-1200: Any value is accepted. A value must be
assigned to prevent errors.
RET_VAL OUT Int Execution condition code
STATUS OUT Word QRY_DINT instruction: Status of the specified time-delay interrupt OB,
see the table below
1 Only for SRT_DINT
Operation
The SRT_DINT instruction specifies a time delay, starts the internal time delay timer, and
associates a time delay interrupt OB subprogram with the time delay timeout event. When
the specified time delay has elapsed, a program interrupt is generated that triggers the
execution of the associated time delay interrupt OB. You can cancel an in-process time
delay interrupt before the specified time delay occurs by executing the CAN_DINT
instruction. The total number of active time delay and cyclic interrupt events must not exceed
four.
Adding time delay interrupt OB subprograms to your project
Only time delay interrupt OBs can be assigned to the SRT_DINT and CAN_DINT
instructions. No time delay interrupt OB exists in a new project. You must add time delay
interrupt OBs to your project. To create a time-delay interrupt OB, follow these steps:
1. Double-click the "Add new block" item in the "Program blocks" branch of the project tree,
select "Organization block (OB)", and choose "Time delay interrupt".
2. You have the option to rename the OB, select the programming language, or select the
block number. Switch to manual numbering if you want to assign a different block number
than the number that was assigned automatically.
3. Edit the time delay interrupt OB subprogram and create programmed reaction that you
want to execute when the time delay timeout event occurs. You can call other FC and FB
code blocks from the time delay interrupt OB, with a maximum nesting depth of four.
4. The newly assigned time delay interrupt OB names will be available when you edit the
OB_NR parameter of the SRT_DINT and CAN_DINT instructions.
QRY_DINT parameter STATUS
Table 8- 97 If there is an error (REL_VAL <> 0), then STATUS = 0.
Bit Value Description
0 In RUN 0
1 In startup
0 The interrupt is enabled. 1
1 The interrupt is disabled.
0 The interrupt is not active or has elapsed. 2
1 The interrupt is active.

Extended instructions
8.4 Interrupts
S7-1200 Programmable controller
296 System Manual, 04/2012, A5E02486680-06
Bit Value Description
0 An OB with an OB number given in OB_NR does not exist.
4
1 An OB with an OB number given in OB_NR exists.
Other bits Always 0
Condition codes
Table 8- 98 Condition codes for SRT_DINT, CAN_DINT, and QRY_DINT
RET_VAL (W#16#...) Description
0000 No error occurred
8090 Incorrect parameter OB_NR
8091 Incorrect parameter DTIME
80A0 Time delay interrupt has not started.
8.4.4 Asynchronous event interrupts
Use the DIS_AIRT and EN_AIRT instructions to disable and enable alarm interrupt
processing.
Table 8- 99 DIS_AIRT and EN_AIRT instructions
LAD / FBD SCL Description
DIS_AIRT(); DIS_AIRT delays the processing of new interrupt events. You can execute
DIS_AIRT more than once in an OB.
EN_AIRT(); EN_AIRT enables the processing of interrupt events that you previously disabled
with the DIS_AIRT instruction. Each DIS_AIRT execution must be cancelled by an
EN_AIRT execution.
The EN_AIRT executions must occur within the same OB, or any FC or FB called
from the same OB, before interrupts are enabled again for this OB.
WARNING
If the filter time for a digital input channel is changed from a previous setting, a new "0"
level input value may need to be presented for up to 20.0 ms accumulated duration before
the filter becomes fully responsive to new inputs. During this time, short "0" pulse events of
duration less than 20.0 ms may not be detected or counted.
This changing of filter times can result in unexpected machine or process operation, which
may cause death or serious injury to personnel, and/or damage to equipment.
To ensure that a new filter time goes immediately into effect, a power cycle of the CPU
must be applied.

Extended instructions
8.5 Diagnostics (PROFINET or PROFIBUS)
S7-1200 Programmable controller
System Manual, 04/2012, A5E02486680-06 297
Table 8- 100 Data types for the parameters
Parameter and type Data type Description
RET_VAL OUT Int Number of delays = number of DIS_AIRT executions in the queue.
The DIS_AIRT executions are counted by the operating system. Each of these remains in
effect until it is cancelled again specifically by an EN_AIRT instruction, or until the current OB
has been completely processed. For example: if you disabled interrupts five times with five
DIS_AIRT executions, you must cancel these with five EN_AIRT executions before interrupts
become enabled again.
After the interrupt events are enabled again, the interrupts that occurred while DIS_AIRT was
in effect are processed, or the interrupts are processed as soon as the current OB has been
executed.
Parameter RET_VAL indicates the number of times that interrupt processing was disabled,
which is the number of queued DIS_AIRT executions. Interrupt processing is only enabled
again when parameter RET_VAL = 0.
8.5 Diagnostics (PROFINET or PROFIBUS)
8.5.1 Diagnostic instructions
The following diagnostic instructions can be used with either PROFINET or PROFIBUS:
● GET_DIAG instruction (Page 302): You can read the diagnostic information from a
specified device.
● DeviceStates instruction (Page 299): You can retrieve the operational states for a
distributed I/O device within an I/O subsystem.
● ModuleStates instruction (Page 301): You can retrieve the operational states for the
modules in a distributed I/O device.
● LED instruction (Page 298): You can read the state of the LEDs for a distributed I/O
device.
8.5.2 Diagnostic events for distributed I/O
Note
With a PROFIBUS IO system, after a download or power cycle, the CPU will go to RUN
mode unless the hardware compatibility is set to allow acceptable substitute modules
(Page 123) and one or more modules is missing or is not an acceptable substitute for the
configured module.

Extended instructions
8.5 Diagnostics (PROFINET or PROFIBUS)
S7-1200 Programmable controller
298 System Manual, 04/2012, A5E02486680-06
As shown in the following table, the CPU supports diagnostics that can be configured for the
components of the distributed I/O system. Each of these errors generates a log entry in the
diagnostic buffer.
Table 8- 101 Handling of diagnostic events for PROFINET and PROFIBUS
Type of error Diagnostic information for
the station?
Entry in the diagnostic
buffer?
CPU operating mode
Diagnostic error Yes Yes Stays in RUN mode
Rack or station failure Yes Yes Stays in RUN mode
I/O access error 1 No Yes Stays in RUN mode
Peripheral access error 2 No Yes Stays in RUN mode
Pull / plug event Yes Yes Stays in RUN mode
1 I/O access error example cause: A module that has been removed.
2 Peripheral access error example cause: Acyclic communication to a submodule that is not communicating.
Use the GET_DIAG instruction (Page 302) for each station to obtain the diagnostic
information. This will allow you to programmatically handle the errors encountered on the
device and if desired take the CPU to STOP mode. This method requires you to specify the
hardware device from which to read the status information.
The GET_DIAG instruction uses the "L address" (LADDR) of the station to obtain the health
of the entire station. This L Address can be found within the Network Configuration view and
by selecting the entire station rack (entire gray area), the L Address is shown in the
Properties Tab of the station. You can find the LADDR for each individual module either in
the properties for the module (in the device configuration) or in the default tag table for the
CPU.
8.5.3 LED instruction
Table 8- 102 LED instruction
LAD / FBD SCL Description
ret_val := LED(
laddr:=_word_in_,
LED:=_uint_in_);
Use the LED instruction to read the state of the LEDs on a CPU or
interface. The specified LED state is returned by the RET_VAL
output.
Table 8- 103 Data types for the parameters
Parameter and type Data type Description
LADDR IN HW_IO Identification number of the CPU or interface1
LED identifier number
1 RUN/STOP Color 1 = green, color 2 = yellow
LED IN UInt
2 Error Color 1 = red

Extended instructions
8.5 Diagnostics (PROFINET or PROFIBUS)
S7-1200 Programmable controller
System Manual, 04/2012, A5E02486680-06 299
Parameter and type Data type Description
3 Maintenance Color 1 = yellow
4 Redundancy Not applicable
5 Link Color 1 = green
6 Tx/Rx Color 1 = yellow
RET_VAL OUT Int Status of the LED
1 For example, you can select the CPU (such as "PLC_1") or the PROFINET interface from the drop-down list of the
parameter.
Table 8- 104 Status of RET_VAL
RET_VAL (W#16#...) Description
0 LED does not exist
1 Off
2 Color 1 On (solid)
3 Color 2 On (Solid)
4 Color 1 flashing at 2 Hz
5 Color 2 flashing 2 Hz
6 Color 1 & 2 flashing alternatively at 2 Hz
7 Color 1 on (Tx/Rx)
8 Color 2 on (Tx/Rx)
0 to 9 LED state
9 State of the LED is not available
8091 Device identified by LADDR does not exist
8092 Device identified by LADDR does not support LEDs
8093 LED identifier not defined
80Bx CPU identified by LADDR does not support the LED instruction
8.5.4 DeviceStates instruction
Table 8- 105 DeviceStates instruction
LAD / FBD SCL Description
ret_val := DeviceStates(
laddr:=hw_io_in_,
mode:=_uint_in_,
state:=_variant_inout_);
DeviceStates retrieves the I/O device operational
states of an I/O subsystem. After execution, the
STATE parameter contains the error state of each
I/O device in a bit list (for the assigned LADDR and
MODE). This information corresponds with the
device status seen in the STEP 7 diagnostics view.

Extended instructions
8.5 Diagnostics (PROFINET or PROFIBUS)
S7-1200 Programmable controller
300 System Manual, 04/2012, A5E02486680-06
Table 8- 106 Data types for the parameters
Parameter and type Data type Description
LADDR IN HW_IOSYSTEM Logical address: (Identifier for the I/O system)
MODE IN UInt Status type:
1: Configuration of device is active or not yet complete.
2: Device defective
3: Device disabled
4: Device exists
RET_VAL OUT Int Execution condition code
STATE1 InOut Variant Buffer that receives the error status of each device: The data type
that you choose for the STATE parameter can be any bit type
(Bool, Byte, Word, or DWord) or an array of a bit type
Summary bit: Bit 0 =1, if one of the state bits of the I/O devices
is 1
State bit: State of I/O device with station number n according to
the selected MODE. For example, MODE = 2 and bit 3 = 1
means station 3 is faulty.
1 For PROFIBUS-DP, the length of the status information is 128 bits. For PROFINET I/O, the length is 1024 bits.
After execution, the STATE parameter contains the error state of each I/O device as a bit list
(for the assigned LADDR and MODE).
Table 8- 107 Condition codes
RET_VAL (W#16#...) Description
0 No error
8091 LADDR does not exist.
8092 LADDR does not address an I/O system.
8093 Invalid data type assigned for STATE parameter: Valid data types are (Bool, Byte, Word, or
Dword), or an array of (Bools, Bytes, Words, or Dwords)
80Bx DeviceStates instruction not supported by the CPU for this LADDR.
8452 The complete state data is too large for the assigned STATE parameter. The STATE buffer
contains a partial result.

Extended instructions
8.5 Diagnostics (PROFINET or PROFIBUS)
S7-1200 Programmable controller
System Manual, 04/2012, A5E02486680-06 301
8.5.5 ModuleStates instruction
Table 8- 108 ModuleStates instruction
LAD / FBD SCL Description
ret_val := ModuleStates(
laddr:=_word_in_,
mode:=_uint_in,
state:=_variant_inout);
ModuleStates retrieves the operational states
of I/O modules. After execution, the STATE
parameter contains the error state of each I/O
module in a bit list (for the assigned LADDR
and MODE). This information corresponds
with the module status seen in the STEP 7
diagnostics view.
Table 8- 109 Data types for the parameters
Parameter and type Data type Description
LADDR IN HW_DEVICE Logical address (Identifier for the I/O modules)
MODE IN UInt Status type:
1: Configuration of module is active or not yet complete.
2: Module defective
3: Module disabled
4: Module exists
RET_VAL OUT Int Status (condition code)
STATE1 InOut Variant Buffer that receives the error status of each module: The data type
you use for the STATE parameter can be any bit type (Bool, Byte,
Word, or DWord) or an array of a bit type.
Summary bit: Bit 0 =1, if one of the state bits of the I/O module
is 1
State bit: State of I/O module with slot number
n
according to
the selected MODE. For example, MODE = 2 and bit 3 = 1
means station 3 is faulty.
1 A maximum of 128 bits can be assigned. The number of bits required is dependent on your I/O module usage.
Table 8- 110 Condition codes
RET_VAL ( W#16#...) Description
0 No error
8091 Module identified by LADDR does not exist.
8092 Module identified by LADDR does not address an I/O device.
8093 Invalid data type for STATE parameter: Valid data types are (Bool, Byte, Word, or Dword), or
an array of (Bools, Bytes, Words, or Dwords).

Extended instructions
8.5 Diagnostics (PROFINET or PROFIBUS)
S7-1200 Programmable controller
302 System Manual, 04/2012, A5E02486680-06
RET_VAL ( W#16#...) Description
80Bx ModuleStates instruction not supported by this CPU for this LADDR.
8452 The complete state data is too large for the assigned STATE parameter. The STATE buffer
contains a partial result.
8.5.6 GET_DIAG instruction
Description
You can use the "GET_DIAG" instruction to read out the diagnostic information of a
hardware object. The hardware object is selected with the LADDR parameter. With the
MODE parameter, you select which diagnostic information is to be read out.
Table 8- 111 GET_DIAG instruction
LAD / FBD SCL Description
ret_val := GET_DIAG(
mode:=_uint_in_,
laddr:=_word_in_,
cnt_diag=>_uint_out_,
diag:=_variant_inout_,
detail:=_variant_inout_);
Reads the diagnostic information from a
specified hardware device.
Parameters
The following table shows the parameters of the "GET_DIAG" instruction:
Table 8- 112 Data types for the parameters
Parameter and type Data type Description
MODE IN UInt Use the MODE parameter to select which diagnostic data is to be
output.
LADDR IN HW_ANY (Word) Hardware ID of the device
RET_VAL OUT Int Status of the instruction
CNT_DIAG OUT UInt Number of output diagnostic details
DIAG InOut Variant Pointer to data area for storage of diagnostic information of the
selected mode
DETAILS InOut Variant Pointer to data area for storage of diagnostic details in accordance
with the selected mode

Extended instructions
8.5 Diagnostics (PROFINET or PROFIBUS)
S7-1200 Programmable controller
System Manual, 04/2012, A5E02486680-06 303
MODE parameter
Depending on the value at the MODE parameter, different diagnostics data is output at the
DIAG, CNT_DIAG and DETAILS output parameters:
Table 8- 113 MODE parameter
MODE Description DIAG CNT_DIAG DETAILS
0 Output of all supported
diagnostic information for a
module as DWord, where Bit
X=1 indicates that mode X is
supported.
Bit string of the supported
modes as DWord, where Bit
X=1 indicates that mode X
is supported.
0 -
1 Output of the inherent status
of the addressed hardware
object.
Diagnostics status: Output
in accordance with the DIS
structure. (Note: Refer to
the "DIS structure"
information below and
GET_DIAG instruction
example at the end of the
section.)
0 -
2 Output of the status of all
subordinate modules of the
addressed hardware object.
Output of diagnostics data
in accordance with the DNN
structure. (Note: Refer to
the "DNN structure"
information below and
GET_DIAG instruction
example at the end of the
section.)
0 Module status
information in
accordance with the
DiagnosticsDetails
structure.
DIS structure
With the MODE parameter = 1, the diagnostics information is output in accordance with the
DIS structure. The following table shows the meaning of the individual parameter values:
Table 8- 114 Structure of the Diagnostic Information Source (DIS)
Parameter Data type Value Description
Enum
0 No maintenance required
1 The module or device is disabled.
2 -
3 -
4 -
5 Maintenance required
6 Maintenance demanded
7 Error
8 Status unknown / error in subordinate module
9 -
MaintenanceState DWord
10 Inputs/outputs are not available.

Extended instructions
8.5 Diagnostics (PROFINET or PROFIBUS)
S7-1200 Programmable controller
304 System Manual, 04/2012, A5E02486680-06
Parameter Data type Value Description
Bit array Status of the module sub-modules:
Bit 0 to 15: Status message of the module
Bit 16 to 31: Status message of the CPU
0 to 2
(enum)
Additional information:
Bit 0: No additional information
Bit 1: Transfer not permitted
3 Bit 3 = 1: At least one channel supports qualifiers for diagnostics.
4 Bit 4 = 1: Maintenance required for at least one channel or one
component
5 Bit 5 = 1: Maintenance demanded for at least one channel or one
component
6 Bit 6 = 1: Error in at least one channel or one component
7 to 10 -
11 to 14 Bit 11 = 1: PNIO - sub-module correct
Bit 12 = 1: PNIO - replacement module
Bit 13 = 1: PNIO - incorrect module
Bit 14 = 1: PNIO - module disconnected
15 -
Componentstate
Detail
DWord
16 to 31 Status information for modules generated by the CPU:
Bit 16 = 1: Module disabled
Bit 17 = 1: CiR operation active
Bit 18 = 1: Input not available
Bit 19 = 1: Output not available
Bit 20 = 1: Overflow diagnostics buffer
Bit 21 = 1: Diagnostics not available
Bit 22 - 31: Reserved (always 0)
Enum The value of the OwnState parameter describes the maintenance
status of the module.
0 No fault
1 The module or device is disabled.
2 Maintenance required
3 Maintenance demanded
4 Error
5 The module or the device cannot be reached from the CPU (valid for
modules and devices below a CPU).
6 Inputs/outputs are not available.
OwnState Uint16
7 -
Bit array I/O status of the module
0 Bit 0 = 1: No maintenance required
1 Bit 1 = 1: The module or device is disabled.
2 Bit 2 = 1: Maintenance required
3 Bit 3 = 1: Maintenance demanded
IO State Uint16
4 Bit 4 = 1: Error

Extended instructions
8.5 Diagnostics (PROFINET or PROFIBUS)
S7-1200 Programmable controller
System Manual, 04/2012, A5E02486680-06 305
Parameter Data type Value Description
5 Bit 5 = 1: The module or the device cannot be reached from the CPU
(valid for modules and devices below a CPU).
6 Inputs/outputs are not available.
7 Qualifier; bit 7 = 1, if bit 0, 2, or 3 are set
8 to 15 Reserved (always = 0)
Enum
0 -
1 In STOP / firmware update
2 In STOP / reset memory
3 In STOP / self start
4 In STOP
5 Memory reset
6 In START
7 In RUN
8 -
9 In HOLD
10 -
11 -
12 Module defective
13 -
14 No power
15 CiR
16 In STOP / without DIS
17 In
18
19
OperatingState UInt16
20
DiagnosticsDetail structure
With the MODE parameter = 2, the diagnostics information details are output in accordance
with the DiagnosticsDetail structure. The following table shows the meaning of the individual
parameter values:
Table 8- 115 Structure of the DiagnosticsDetail
Parameter Data type Description
ChannelNumber UInt Channel number
Properties Word
ALID UInt Identification ID of alarm
Qualifier DWord Qualifier of diagnostic data
ErrorType UDInt Channel error type
ExtErrorType UDInt Extended channel error type

Extended instructions
8.5 Diagnostics (PROFINET or PROFIBUS)
S7-1200 Programmable controller
306 System Manual, 04/2012, A5E02486680-06
Parameter Data type Description
AddValue_1 UInt Additional value
AddValue_2 UInt Additional value
AddValue_3 UInt Additional value
AddValue_4 UInt Additional value
DNN structure
With the MODE parameter = 2, the diagnostics information details are output in accordance
with the DNN structure. The following table shows the meaning of the individual parameter
values:
Table 8- 116 Structure of the Diagnostic Navigation Node (DNN)
Parameter Data type Value Description
SubordinateState UINT Enum Status of the subordinate module (See parameter OwnState of
the DIS structure.)
SubordinateIOState WORD Bitarray Status of the inputs and outputs of the subordinate module (See
parameter IO State of the DIS structure.)
DNNmode WORD Bitarray Bit 0 = 0: Diagnostics enabled
Bit 0 = 1: Diagnostics disabled
Bit 1 to 15: Reserved
RET_VAL parameter
Table 8- 117 Error codes of the RET_VAL parameter
Error code
(W#16#...)
Description
0 No error
n The data area in the DETAILS parameter is too small. Not all details of the diagnostic data can be
output.
8080 Value in the MODE parameter is not supported.
8081 Type in the DIAG parameter is not supported with the selected mode (parameter MODE).
8082 Type in the DETAILS parameter is not supported with the selected mode (parameter MODE).
8090 LADDR does not exist.
8091 The selected channel in the CHANNEL parameter does not exist.
80C1 Insufficient resources for parallel execution

Extended instructions
8.5 Diagnostics (PROFINET or PROFIBUS)
S7-1200 Programmable controller
System Manual, 04/2012, A5E02486680-06 307
Example
The following ladder logic network and DB show how to use the three modes with the three
structures:
● DIS
● DiagnosticsDetail
● DNN

Extended instructions
8.5 Diagnostics (PROFINET or PROFIBUS)
S7-1200 Programmable controller
308 System Manual, 04/2012, A5E02486680-06
1
3
2
① DNN
② DIS
③ DiagnosticsDetail
Note
In the DB, you must manually type in the data type to access each of the three structures;
there is no dropdown list selection. Type in the data types exactly as shown below:
DNN
DIS
DiagnosticsDetail

Extended instructions
8.6 Pulse
S7-1200 Programmable controller
System Manual, 04/2012, A5E02486680-06 309
8.6 Pulse
8.6.1 CTRL_PWM instruction
Table 8- 118 CTRL_PWM (Pulse Width Modulation) instruction
LAD / FBD SCL Description
"CTRL_PWM_DB"(
PWM:=_word_in_,
enable:=_bool_in_,
busy=>_bool_out_,
status=>_word_out_);
Provides a fixed cycle time output with a variable duty
cycle. The PWM output runs continuously after being
started at the specified frequency (cycle time). The
pulse width is varied as required to affect the desired
control.
1 STEP 7 automatically creates the DB when you insert the instruction.
2 In the SCL example, "CTRL_PWM_DB" is the name of the instance DB.
CTRL_HSC
Table 8- 119 Data types for the parameters
Parameter and type Data type Description
PWM IN HW_PWM
(Word)
PWM identifier: Names of enabled pulse generators will become tags in
the "constant" tag table, and will be available for use as the PWM
parameter. (Default value: 0)
ENABLE IN Bool 1=start pulse generator
0 = stop pulse generator
BUSY OUT Bool Function busy (Default value: 0)
STATUS OUT Word Execution condition code (Default value: 0)
The CTRL_PWM instruction stores the parameter information in the DB. The data block
parameters are not separately changed by the user, but are controlled by the CTRL_PWM
instruction.
Specify the enabled pulse generator to use, by using its tag name for the PWM parameter.
When the EN input is TRUE, the PWM_CTRL instruction starts or stops the identified PWM
based on the value at the ENABLE input. Pulse width is specified by the value in the
associated Q word output address.
Because the CPU processes the request when the CTRL_PWM instruction is executed,
parameter BUSY will always report FALSE. If an error is detected, then ENO is set to
FALSE, and parameter STATUS contains a condition code.

Extended instructions
8.6 Pulse
S7-1200 Programmable controller
310 System Manual, 04/2012, A5E02486680-06
The pulse width will be set to the initial value configured in device configuration when the
CPU first enters RUN mode. You write values to the Q-word location specified in device
configuration ("Output addresses" / "Start address:") as needed to change the pulse width.
You use an instruction such as a move, convert, math, or PID box to write the desired pulse
width to the appropriate Q word. You must use the valid range for the Q-word value (percent,
thousandths, ten-thousandths, or S7 analog format).
Note
Digital I/O points assigned to PWM and PTO cannot be forced
The digital I/O points used by the pulse-width modulation (PWM) and pulse-train output
(PTO) devices are assigned during device configuration. When digital I/O point addresses
are assigned to these devices, the values of the assigned I/O point addresses cannot be
modified by the Watch table force function.
Table 8- 120 Value of the STATUS parameter
STATUS Description
0 No error
80A1 PWM identifier does not address a valid PWM.
Table 8- 121 Common condition codes
Condition code1 Description
8022 Area too small for input
8023 Area too small for output
8024 Illegal input area
8025 Illegal output area
8028 Illegal input bit assignment
8029 Illegal output bit assignment
8030 Output area is a read-only DB.
803A DB does not exist.
1 If one of these errors occurs when a code block is executed, the CPU goes to STOP mode unless you use the GetError
or GetErrorID instructions within that code block to create a programmed reaction to the error.

Extended instructions
8.6 Pulse
S7-1200 Programmable controller
System Manual, 04/2012, A5E02486680-06 311
8.6.2 Operation of the pulse outputs
ཱཱ
① Cycle time
② Pulse width
Pulse width can be expressed as hundredths of the
cycle time (0 to 100), as thousandths (0 to 1000), as
ten thousandths (0 to 10000), or as S7 analog format.
The pulse width can vary from 0 (no pulse, always off)
to full scale (no pulse, always on).
Since the PWM output can be varied from 0 to full scale, it provides a digital output that in
many ways is the same as an analog output. For example, the PWM output can be used to
control the speed of a motor from stop to full speed, or it can be used to control position of a
valve from closed to fully opened.
Two pulse generators are available for controlling high-speed pulse output functions: PWM
and Pulse train output (PTO). PTO is used by the motion control instructions. You can assign
each pulse generator to either PWM or PTO, but not both at the same time.
The two pulse generators are mapped to specific digital outputs as shown in the following
table. You can use onboard CPU outputs, or you can use the optional signal board outputs.
The output point numbers are shown in the following table (assuming the default output
configuration). If you have changed the output point numbering, then the output point
numbers will be those you assigned. Regardless, PTO1/PWM1 uses the first two digital
outputs, and PTO2/PWM2 uses the next two digital outputs, either on the CPU or on the
attached signal board. Note that PWM requires only one output, while PTO can optionally
use two outputs per channel. If an output is not required for a pulse function, it is available
for other uses.
NOTICE
Pulse-train outputs cannot be used by other instructions in the user program
When you configure the outputs of the CPU or signal board as pulse generators (for use
with the PWM or motion control instructions), the corresponding outputs addresses (Q0.0,
Q0.1, Q4.0, and Q4.1) are removed from the Q memory and cannot be used for other
purposes in your user program. If your user program writes a value to an output used as a
pulse generator, the CPU does not write that value to the physical output.
Table 8- 122 Default output assignments for the pulse generators
Description Pulse Direction
PTO 0
Built-in I/O Q0.0 Q0.1
SB I/O Q4.0 Q4.1
PWM 0
Built-in outputs Q0.0 -
SB outputs Q4.0 -
PTO 1

Extended instructions
8.6 Pulse
S7-1200 Programmable controller
312 System Manual, 04/2012, A5E02486680-06
Description Pulse Direction
Built-in I/O Q0.2 Q0.3
SB I/O Q4.2 Q4.3
PWM 1
Built-in outputs Q0.2 -
SB outputs Q4.2 -
PTO 2
Built-in I/O Q0.41 Q0.5
1
SB I/O Q4.0 Q4.1
PWM 2
Built-in outputs Q0.41 -
SB outputs Q4.1 -
PTO 3
Built-in I/O Q0.62 Q0.7
2
SB I/O Q4.2 Q4.3
PWM 3
Built-in outputs Q0.62 -
SB outputs Q4.3 -
1 The CPU 1211C does not have outputs Q0.4, Q0.5, Q0.6, or Q0.7. Therefore, these outputs
cannot be used in the CPU 1211C.
2 The CPU 1212C does not have outputs Q0.6 or Q0.7. Therefore, these outputs cannot be used in
the CPU 1212C.
3 This table applies to the CPU 1211C, CPU 1212C, CPU 1214C, and CPU 1215C PTO/PWM
functions.
8.6.3 Configuring a pulse channel for PWM
To prepare for PWM operation, first configure a pulse channel in the device configuration by
selecting the CPU, then Pulse Generator (PTO/PWM), and choose either PWM1 or PWM2.
Enable the pulse generator (check box). If a pulse generator is enabled, a unique default
name is assigned to this particular pulse generator. You can change this name by editing it
in the "Name:" edit box, but it must be a unique name. Names of enabled pulse generators
will become tags in the "constant" tag table, and will be available for use as the PWM
parameter of the CTRL_PWM instruction.
NOTICE
The maximum pulse frequency of the pulse output generators for the digital output is
100 KHz (for the CPU), 20 KHz (for a SB), or 200 KHz (for a high-speed SB). However,
STEP 7 does not alert you when you configure an axis that with a maximum speed or
frequency that exceeds this hardware limitation. This could cause problems with your
application, so always ensure that you do not exceed the maximum pulse frequency of the
hardware.

Extended instructions
8.7 Data logging
S7-1200 Programmable controller
System Manual, 04/2012, A5E02486680-06 313
You have the option to rename the pulse generator, add a comment, and assign parameters
as follows:
● Pulse generator used as follows: PWM or PTO (choose PWM)
● Output source: onboard CPU or SB
● Time base: milliseconds or microseconds
● Pulse width format:
– Hundredths (0 to 100)
– Thousandths (0 to 1000)
– Ten-thousandths (0 to 10000)
– S7 analog format (0 to 27648)
● Cycle time: Enter your cycle time value. This value can only be changed in Device
configuration.
● Initial pulse width: Enter your initial pulse width value. The pulse width value can be
changed during runtime.
Enter the start address to configure the output addresses. Enter the Q word address where
you want to locate the pulse width value.
NOTICE
Pulse-train outputs cannot be used by other instructions in the user program
When you configure the outputs of the CPU or signal board as pulse generators (for use
with the PWM or motion control instructions), the corresponding outputs addresses (Q0.0,
Q0.1, Q4.0, and Q4.1) are removed from the Q memory and cannot be used for other
purposes in your user program. If your user program writes a value to an output used as a
pulse generator, the CPU does not write that value to the physical output.
The default location is QW1000 for PWM1, and QW1002 for PWM2. The value at this
location controls the width of the pulse and is initialized to the "Initial pulse width:" value
specified above each time the CPU transitions from STOP to RUN mode. You change this
Q-word value during run time to cause a change in the pulse width.
8.7 Data logging
Your control program can use the Data log instructions to store run-time data values in
persistent log files. The data log files are stored in flash memory (CPU or memory card). Log
file data is stored in standard CSV (Comma Separated Value) format. The data records are
organized as a circular log file of a pre-determined size.
The Data log instructions are used in your program to create, open, write a record, and close
the log files. You decide which program values will be logged by creating a data buffer that
defines a single log record. Your data buffer is used as temporary storage for a new log
record. New current values must be programmatically moved into the buffer during run-time.
When all of the current data values are updated, you can execute the DataLogWrite
instruction to transfer data from the buffer to a data log record.

Extended instructions
8.7 Data logging
S7-1200 Programmable controller
314 System Manual, 04/2012, A5E02486680-06
Use the built-in PLC Web server to manage your data log files. Download recent records, all
records, clear records, or delete log files with the "Data Logs" standard web page. After a
data log file is transferred to your PC, then you can analyze the data with standard
spreadsheet tools like Excel.
8.7.1 Data log record structure
The DATA and HEADER parameters of the DataLogCreate instruction assign the data type
and the column header description of all data elements in a log record.
DATA parameter for the DataLogCreate instruction
The DATA parameter points to memory used as a temporary buffer for a new log record and
must be assigned to an M or DB location.
You can assign an entire DB (derived from a PLC data type that you assign when the DB is
created) or part of a DB (the specified DB element can be any data type, data type structure,
PLC data type, or data array).
Structure data types are limited to a single nesting level. The total number of data elements
declared should correspond to the number of columns specified in the header parameter.
The maximum number of data elements you can assign is 253 (with a timestamp) or 255
(without a timestamp). This restriction keeps your record inside the 256 column limit of an
Excel sheet.
The DATA parameter can assign either retentive or non-retentive data elements in a
"Standard" (compatible with S7-300/400) or "Optimized" DB type.
In order to write a Data log record you must first load the temporary DATA record with new
process values and then execute the DataLogWrite instruction that saves new record values
in the Datalog file.
HEADER parameter for the DataLogCreate instruction
The HEADER parameter points to column header names for the top row of the data matrix
encoded in the CSV file. HEADER data must be located in DB or M memory and the
characters must follow standard CSV format rules with commas separating each column
name. The data type may be a string, byte array, or character array. Character/byte arrays
allow increased size, where strings are limited to a maximum of 255 bytes. The HEADER
parameter is optional. If the HEADER is not assigned, then no header row is created in the
Data log file.

Extended instructions
8.7 Data logging
S7-1200 Programmable controller
System Manual, 04/2012, A5E02486680-06 315
8.7.2 Program instructions that control Data logs
8.7.2.1 DataLogCreate
Table 8- 123 DataLogCreate instruction
LAD/FBD SCL Description
"DataLogCreate_DB"(
req:=_bool_in_,
records:=_udint_in_,
format:=_uint_in_,
timestamp:=_uint_in_,
done=>_bool_out_,
busy=>_bool_out_,
error=>_bool_out_,
status=>_word_out_,
name:=_string_inout_,
ID:=_dword_inout_,
header:=_variant_inout_,
data:=_variant_inout_);
Creates and initializes a data log file. The
file is created in the PLC \DataLogs
directory, named by the NAME
parameter, and implicitly opened for write
operations. You can use the Data log
instructions to programmatically store
run-time process data in flash memory of
the CPU.
STEP 7 automatically creates the
associated instance DB when you insert
the instruction.
1 In the SCL example, "DataLogCreate_DB" is the name of the instance DB.
Table 8- 124 Data types for the parameters
Parameter and type Data type Description
REQ IN Bool A low to high (positive edge) signal starts the operation. (Default value:
False)
RECORDS IN UDint The maximum number of data records the circular data log can contain
before overwriting the oldest entry:
The header record is not included. Sufficient available PLC load memory
must exist in order to successfully create the data log. (Default value - 1)
FORMAT IN UInt Data log format:
0 - Internal format (not supported)
1 - Comma separated values "csv-eng" (Default value)
TIMESTAMP IN UInt Data time stamp format: Column headers for date and time fields are not
required. The time stamp uses the system time (Coordinated Universal Time
- UTC) and not the local time.
0 - No time stamp
1 - Date and time stamp (Default value)
NAME IN Variant Data log name: You provide the name. This variant only supports a String
data type and can only be located in local, DB, or M memory. (Default value:
' ')
The string reference is also used as the name of the data log file. The name
characters must follow the Windows file system naming restrictions.
Characters \ / : * ? " < > | and the space character are not allowed.

Extended instructions
8.7 Data logging
S7-1200 Programmable controller
316 System Manual, 04/2012, A5E02486680-06
Parameter and type Data type Description
ID In/Out DWord Data log numeric identifier: You store this generated value for use with other
Data log instructions. The ID parameter is only used as an output with the
DataLogCreate instruction. (Default value: 0)
Symbolic name access for this parameter is not allowed.
HEADER In/Out Variant Pointer to data log column header names for the top row of the data matrix
encoded in the CSV file. (Default value: null).
HEADER data must be located in DB or M memory.
The characters must follow standard CSV format rules with commas
separating each column name. The data type may be a string, byte array, or
character array. Character/byte arrays allow increased size, where strings
are limited to a maximum of 255 bytes.
The HEADER parameter is optional. If the HEADER is not parameterized,
then no header row is created in the Data log file.
DATA In/Out Variant Pointer to the record data structure, user defined type (UDT), or array.
Record data must be located in DB or M memory.
The DATA parameter specifies the individual data elements (columns) of a
data log record and their data type. Structure data types are limited to a
single nesting level. The number of data elements declared should
correspond to the number of columns specified in the header parameter.
The maximum number of data elements you can assign is 253 (with a
timestamp) or 255 (without a timestamp). This restriction keeps your record
inside the 256 column limit of a Excel sheet.
DONE OUT Bool The DONE bit is TRUE for one scan, after the last request was completed
with no error. (Default value: False)
BUSY OUT Bool 0 - No operation in progress
1 - Operation on progress
ERROR OUT Bool The ERROR bit is TRUE for one scan, after the last request was terminated
with an error. The error code value at the STATUS parameter is valid only
during the single scan where ERROR = TRUE.
STATUS OUT Word Execution condition code (Default value: 0)
A data log file is created with a pre-determined fixed sized based on the RECORDS and
DATA parameters. The data records are organized as a circular log file. New records are
appended to the data log file, until the maximum number of records that is specified by the
RECORDS parameter is stored. The next record written will overwrite the oldest record.
Another record write operation will overwrite the next oldest data record and so on.
Note
If you want to prevent overwriting any data records, then you can use the DataLogNewFile
instruction to create a new data log based on the current data log, after the current data log
has stored the maximum number of records. New data records are stored in the new data
log file. The old data log file and record data remain in flash memory.

Extended instructions
8.7 Data logging
S7-1200 Programmable controller
System Manual, 04/2012, A5E02486680-06 317
Memory resource usage:
● The data logs consume only load memory.
● There is no set limit for the total number of data logs. The size of all data logs combined
is limited by the available resources of load memory. Only eight data logs may be open at
one time.
● The maximum possible number for the RECORDS parameter is the limit for an UDint
number (4,294,967,295). The actual limit for the RECORD parameter depends on the
size of a single record, the size of other data logs, and the available resources of load
memory. In addition, Excel limits the number of rows allowed in an Excel sheet.
Note
A DataLogCreate operation extends over many program scan cycles. The actual time
required for the log file creation depends on the record structure and number of records.
Your program logic must monitor and catch the DataLogCreate DONE bit's transition to
the TRUE state, before the new data log can be used for other data log operations.
Table 8- 125 Values of ERROR and STATUS
ERROR STATUS (W#16#....) Description
0 0000 No error
0 7000 Call with no REQ edge: BUSY = 0, DONE = 0
0 7001 First call with REQ edge (working): BUSY = 1, DONE = 0
0 7002 Nth call (working): BUSY = 1, DONE = 0
1 8070 All internal instance memory is in use.
1 807F Internal error
1 8090 Invalid file name
1 8091 Name parameter is not a String reference.
1 8093 Data log already exists.
1 8097 Requested file length exceeds file system maximum.
1 80B3 Insufficient load memory available.
1 80B4 MC (Memory Cartridge) is write protected.
1 80C1 Too many open files: No more than eight opened data log files are allowed.
1 8253 Invalid record count
1 8353 Invalid format selection
1 8453 Invalid timestamp selection
1 8B24 Invalid HEADER area assignment: For example, pointing to local memory
1 8B51 Invalid HEADER parameter data type
1 8B52 Too many HEADER parameter data elements
1 8C24 Invalid DATA area assignment: For example, pointing to local memory
1 8C51 Invalid DATA parameter data type
1 8C52 Too many DATA parameter data elements

Extended instructions
8.7 Data logging
S7-1200 Programmable controller
318 System Manual, 04/2012, A5E02486680-06
8.7.2.2 DataLogOpen
Table 8- 126 DataLogOpen instruction
LAD / FBD SCL Description
"DataLogOpen_DB"(
req:=_bool_in_,
mode:=_uint_in_,
done=>_bool_out_,
busy=>_bool_out_,
error=>_bool_out_,
status=>_word_out_,
name:=_string_inout_,
ID:=_dword_inout_);
Opens a pre-existing data log file. A data log must be
opened before you can write new records to the log. Data
logs can be opened and closed individually. A maximum
of eight data logs can be open at the same time.
STEP 7 automatically creates the associated instance DB
when you insert the instruction.
2 In the SCL example, "DataLogOpen_DB" is the name of the instance DB.
Table 8- 127 Data types for the parameters
Parameter and type Data type Description
REQ IN Bool A low to high (positive edge) signal starts the operation. (Default value:
False)
MODE IN UInt Operation mode:
0 - Append to existing data (Default value)
1 - Clear all existing records
NAME IN Variant Name of an existing data log: This variant only supports a String data type
and can only be located in local, DB, or M memory. (Default value: ' ')
ID In/Out DWord Numeric identifier of a data log. (Default value: 0)
Note: Symbolic name access for this parameter is not allowed.
DONE OUT Bool The DONE bit is TRUE for one scan, after the last request was completed
with no error. (Default value: False)
BUSY OUT Bool 0 - No operation in progress
1 - Operation on progress
ERROR OUT Bool The ERROR bit is TRUE for one scan, after the last request was
terminated with an error. The error code value at the STATUS parameter
is valid only during the single scan where ERROR = TRUE.
STATUS OUT Word Execution condition code (Default value: 0)
You can provide either the NAME or an ID (ID parameter as an input) of a pre-existing data
log. If you provide both parameters and a valid ID does correspond to the NAME data log,
then the ID is used, and the NAME ignored.

Extended instructions
8.7 Data logging
S7-1200 Programmable controller
System Manual, 04/2012, A5E02486680-06 319
The NAME must be the name of a data log created by the DataLogCreate instruction. If only
the NAME is provided and the NAME specifies a valid data log, then the corresponding ID
will be returned (ID parameter as an output).
Note
General usage of data log files
Data log files are automatically opened after the DataLogCreate and DataLogNewFile
operations.
Data log files are automatically closed after a PLC run to stop transition or a PLC power
cycle.
A Data log file must be open before a new DataLogWrite operation is possible.
A
maximum of eight data log files may be open at one time. More than eight data log files
may exist, but some of them must be closed so no more than eight are open.
Table 8- 128 Values of ERROR and STATUS
ERROR STATUS (W#16#) Description
0 0000 No error
0 0002 Warning: Data log file already open by this application program
0 7000 Call with no REQ edge: BUSY = 0, DONE = 0
0 7001 First call with REQ edge (working): BUSY = 1, DONE = 0
0 7002 Nth call (working): BUSY = 1, DONE = 0
1 8070 All internal instance memory is in use.
1 8090 Data log definition is inconsistent with existing data log file.
1 8091 Name parameter is not a String reference.
1 8092 Data log does not exist.
1 80C0 Data log file is locked.
1 80C1 Too many open files: No more than eight opened data log files are allowed.
8.7.2.3 DataLogClose
Table 8- 129 DataLogClose instruction
LAD / FBD SCL Description
"DataLogClose_DB"(
req:=_bool_in_,
done=>_bool_out_,
busy=>_bool_out_,
error=>_bool_out_,
status=>_word_out_,
ID:=_dword_inout_);
Closes an open data log file. DataLogWrite operations to
a closed data log result in an error. No write operations
are allowed to this data log until another DataLogOpen
operation is performed.
A transition to STOP mode will close all open data log
files.
STEP 7 automatically creates the associated instance
DB when you insert the instruction.
2 In the SCL example, "DataLogClose_DB" is the name of the instance DB.

Extended instructions
8.7 Data logging
S7-1200 Programmable controller
320 System Manual, 04/2012, A5E02486680-06
Table 8- 130 Data types for the parameters
Parameter and type Data type Description
REQ IN Bool A low to high (positive edge) signal starts the operation. (Default value: False)
ID In/Out DWord Numeric identifier of a data log. Only used as an input for the DataLogClose
instruction. (Default value: 0)
Note: Symbolic name access for this parameter is not allowed.
DONE OUT Bool The DONE bit is TRUE for one scan after the last request was completed with
no error.
BUSY OUT Bool 0 - No operation in progress
1- Operation on progress
ERROR OUT Bool The ERROR bit is TRUE for one scan, after the last request was terminated
with an error. The error code value at the STATUS parameter is valid only
during the single scan where ERROR = TRUE.
STATUS OUT Word Execution condition code (Default value: 0)
Table 8- 131 Values of ERROR and STATUS
ERROR STATUS (W#16#) Description
0 0000 No error
0 0001 Data log not open
0 7000 Call with no REQ edge: BUSY = 0, DONE = 0
0 7001 First call with REQ edge (working): BUSY = 1, DONE = 0
0 7002 Nth call (working): BUSY = 1, DONE = 0
1 8092 Data log does not exist.
8.7.2.4 DataLogWrite
Table 8- 132 DataLogWrite instruction
LAD / FBD SCL Description
"DataLogWrite_DB"(
req:=_bool_in_,
done=>_bool_out_,
busy=>_bool_out_,
error=>_bool_out_,
status=>_word_out_,
ID:=_dword_inout_);
Writes a data record into the specified data log. The pre-
existing target data log must be open before a
DataLogWrite operation is allowed.
STEP 7 automatically creates the associated instance DB
when you insert the instruction.
2 In the SCL example, "DataLogWrite_DB" is the name of the instance DB.

Extended instructions
8.7 Data logging
S7-1200 Programmable controller
System Manual, 04/2012, A5E02486680-06 321
Table 8- 133 Data types for the parameters
Parameter and type Data type Description
REQ IN Bool A low to high (positive edge) signal starts the operation. (Default value: False)
ID In/Out DWord Numeric data log identifier. Only used as an input for the DataLogWrite
instruction. (Default value: 0)
Note: Symbolic name access for this parameter is not allowed.
DONE OUT Bool The DONE bit is TRUE for one scan, after the last request was completed with
no error.
BUSY OUT Bool 0 - No operation in progress
1 - Operation on progress
ERROR OUT Bool The ERROR bit is TRUE for one scan, after the last request was terminated
with an error. The error code value at the STATUS parameter is valid only
during the single scan where ERROR = TRUE.
STATUS OUT Word Execution condition code (Default value: 0)
The memory address and data structure of the record buffer is configured by the DATA
parameter of a DataLogCreate instruction. You must programmatically load the record buffer
with current run-time process values and then execute the DataLogWrite instruction to move
new record data from the buffer to the data log.
The ID parameter identifies a data log and data record configuration. The ID number is
generated when a data log is created.
If there are empty records in the circular data log file, then the next available empty record
will be written. If all records are full, then the oldest record will be overwritten.
CAUTION
Potential for data log data loss during a CPU power failure
If there is a power failure during an incomplete DataLogWrite operation, then the data
record being transferred to the data log could be lost.
Table 8- 134 Values of ERROR and STATUS
ERROR STATUS (W#16#) Description
0 0000 No error
0 0001 Indicates that the data log is full: Each data log is created with a specified
maximum number of records. The last record of the maximum number has been
written. The next write operation will overwrite the oldest record.
0 7000 Call with no REQ edge: BUSY = 0, DONE = 0
0 7001 First call with REQ edge (working): BUSY = 1, DONE = 0
0 7002 Nth call (working): BUSY = 1, DONE = 0
1 8070 All internal instance memory is in use.
1 8092 Data log does not exist.
1 80B0 Data log file is not open (for explicit open mode only).

Extended instructions
8.7 Data logging
S7-1200 Programmable controller
322 System Manual, 04/2012, A5E02486680-06
8.7.2.5 DataLogNewFile
Table 8- 135 DataLogNewFile instruction
LAD / FBD SCL Description
"DataLogNewFile_DB"(
req:=_bool_in_,
records=:_udint_in_,
done=>_bool_out_,
busy=>_bool_out_,
error=>_bool_out_,
status=>_word_out_,
name=:_DataLog_out_,
ID:=_dword_inout_);
Allows your program to create a new data
log file based upon an existing data log file.
STEP 7 automatically creates the associated
instance DB when you insert the instruction.
2 In the SCL example, "DataLogNewFile_DB" is the name of the instance DB.
Table 8- 136 Data types for the parameters
Parameter and type Data type Description
REQ IN Bool A low to high (positive edge) signal starts the operation. (Default value:
False)
RECORDS IN UDInt The maximum number of data records the circular data log can contain
before overwriting the oldest entry. (Default value: 1)
The header record is not included. Sufficient available CPU load memory
must exist in order to successfully create the data log.
NAME IN Variant Data log name: You provide the name. This variant only supports a String
data type and can only be located in local, DB, or M memory. (Default value:
' ')
The string reference is also used as the name of the data log file. The name
characters must follow the Windows file system naming restrictions.
Characters \ / : * ? " < > | and the space character are not allowed.)
ID In/Out DWord Numeric data log identifier(Default value: 0):
At execution, the ID input identifies a valid data log. The new data log
configuration is copied from this data log.
After execution, the ID parameter becomes an output that returns the ID
of the newly created data log file.
Note: Symbolic name access for this parameter is not allowed.
DONE OUT Bool The DONE bit is TRUE for one scan, after the last request was completed
with no error.
BUSY OUT Bool 0 - No operation in progress
1 - Operation on progress
ERROR OUT Bool The ERROR bit is TRUE for one scan, after the last request was terminated
with an error. The error code value at the STATUS parameter is valid only
during the single scan where ERROR = TRUE.
STATUS OUT Word Execution condition code (Default value: 0)

Extended instructions
8.7 Data logging
S7-1200 Programmable controller
System Manual, 04/2012, A5E02486680-06 323
You can execute the DataLogNewFile instruction when a data log becomes full or is deemed
completed and you do not want to lose any data that is stored in the data log. A new empty
data log file can be created based on the structure of the full Data log file. The header record
will be duplicated from the original data log with the original data log properties (DATA record
buffer, data format, and timestamp settings). The original Data log file is implicitly closed and
the new Data log file is implicitly opened.
DataLogWrite parameter trigger: Your program must monitor the ERROR and STATUS
parameters of each DataLogWrite operation. When the final record is written and a data log
is full, the DataLogWrite ERROR bit = 1 and the DataLogWrite STATUS word = 1. These
ERROR and STATUS values are valid for one scan only, so your monitoring logic must use
ERROR = 1 as a time gate to capture the STATUS value and then test for STATUS = 1 (the
data log is full).
DataLogNewFile operation: When your program logic gets the data log is full signal, this
state is used to activate a DataLogNewFile operation. You must execute DataLogNewFile
with the ID of an existing (usually full) and open data log, but a new unique NAME
parameter. After the DataLogNewFile operation is done, a new data log ID value is returned
(as an output parameter) that corresponds to the new data log name. The new data log file is
implicitly opened and is ready to store new records. New DataLogWrite operations that are
directed to the new data log file, must use the ID value returned by the DataLogNewFile
operation.
Note
A DataLogNewFile operation extends over many program scan cycles. The actual time
required for the log file creation depends on the record structure and number of records.
Your program logic must monitor and catch the DataLogNewFile DONE bit's transition to the
TRUE state, before the new data log can be used for other data log operations.
Table 8- 137 Values of ERROR and STATUS
ERROR STATUS (W#16#) Description
0 0000 No error
0 7000 Call with no REQ edge: BUSY = 0, DONE = 0
0 7001 First call with REQ edge (working): BUSY = 1, DONE = 0
0 7002 Nth call (working): BUSY = 1, DONE = 0
1 8070 All internal instance memory is in use.
1 8090 Invalid file name
1 8091 Name parameter is not a String reference.
1 8092 Data log does not exist.
1 8093 Data log already exists.
1 8097 Requested file length exceeds file system maximum.
1 80B3 Insufficient load memory available.
1 80B4 MC is write protected.
1 80C1 Too many open files.

Extended instructions
8.7 Data logging
S7-1200 Programmable controller
324 System Manual, 04/2012, A5E02486680-06
8.7.3 Working with data logs
The data log files are stored as comma separated value format (*.csv) in persistent flash
memory. You can view the data logs by using the PLC Web server feature or by removing
the PLC memory card and inserting it in a standard PC card reader.
Viewing data logs with the PLC Web server feature
If the PLC PROFINET port and a PC are connected to a network, then you can use a PC
web browser like Microsoft Internet Explorer or Mozilla Firefox to access the built-in PLC
Web server. The PLC may be in run mode or stop mode when you operate the PLC Web
server. If the PLC is in run mode, then your control program continues to execute while the
PLC Web server is transferring log data through the network.
Web server access:
1. Enable the Web server in the Device Configuration for the target CPU (Page 504).
2. Connect your PC to the PLC through the PROFINET network (Page 505).
3. Log in to the built-in Web server (Page 506).
4. Download the recent records, all records, clear records, or delete log files with the "Data
Log" standard web page (Page 516).
5. After a copy of a data log file is downloaded to your PC, you can open the .csv file with a
spreadsheet application like Excel.
Viewing data logs on a PLC memory card
If the S7-1200 CPU has a "Program" type S7-1200 memory card inserted, then you can
remove the memory card and insert the card into a standard SD (Secure Digital) or MMC
(MultiMediaCard) card slot on a PC or PG. The PLC is in stop mode when the memory card
is removed and your control program is not executed.
Use the Windows file explorer and navigate to the \DataLog directory on the memory card.
All your \*.csv data log files are located in this directory.
Make a copy of the data log files and put the copies on a local drive of your PC. Then, you
can use Excel to open a local copy of a *.csv file and not the original file that is stored on the
memory card.
CAUTION
You can copy, but do not modify or delete data log files on a S7-1200 memory card using a
PC card reader
The standard Web server data log page is the recommended tool for viewing, downloading
(copying), clearing (delete the data), and deleting data log files. The Web server manages
the memory card files for you and helps prevent accidental modification or deletion of data.
Direct browsing of the memory card file system by the Windows Explorer has the risk that
you can accidentally delete/modify data log or other system files which may corrupt a file or
make the memory card unusable.

Extended instructions
8.7 Data logging
S7-1200 Programmable controller
System Manual, 04/2012, A5E02486680-06 325
Viewing data logs from a Web browser
Even if you do not use the Web server feature, you can view data logs directly from a Web
browser such as Internet Explorer or Mozilla Firefox. Simply enter the following text into the
address bar of your browser using the IP address of your CPU and the actual name of the
data log file you provided in STEP 7 instead of "MyDataLog":
http://192.168.0.1/DataLog.html?FileName=MyDataLog.csv
The fixed addresses of data log files also make it possible to access them through third party
file collection tools.
8.7.4 Limits to the size of data log files
Data log files share PLC load memory space with the program, program data, configuration
data, user-defined web pages, and PLC system data. A large program using internal load
memory requires a large amount of load memory and there may be insufficient free space for
data log files. In this case, you can use a "Program card" to increase the size of load
memory. S7-1200 CPUs can use either internal or external load memory, but not both at
once.
Refer to the memory card chapter for details about how to create a "Program" card
(Page 112).
Maximum size rule for one Data log file
The maximum size of one Data log file may not exceed 25% of the load memory size
(internal or external). If your application requires more Data log entries, then use the
"DataLogNewFile" instruction to create a new file when all records in the first file are filled.
See the table below for the maximum sizes of one Data log file.
Table 8- 138 Load memory size and maximum size for one Data log file
Data area CPU 1211C CPU 1212C CPU 1214C CPU 1215C Data storage
Internal load memory
flash memory
1 MB
(250 KB max.
for one Data
log file)
1 MB
(250 KB max.
for one Data
log file)
4 MB
(500 KB max.
for one Data log
file)
4 MB
(500 KB max. for
one Data log file)
External load memory
Optional "Program card"
flash memory cards
2 MB, 12 MB or 24 MB depending on the SD card size
(500 KB max. for one Data log file using a 2 MB card)
(6 MB max. for one Data log file using a 24 MB card)
User program and
program data,
configuration data,
Data logs, user-
defined web pages,
and PLC system
data
Determine the size of load memory free space
1. Establish an online connection between STEP 7 and the target S7-1200 PLC.
2. Download the program to which you want to add data log operations.
3. Create any optional user-defined web pages that you need. (The standard web pages
that give you access to data logs are stored in PLC firmware and do not use load
memory).

Extended instructions
8.7 Data logging
S7-1200 Programmable controller
326 System Manual, 04/2012, A5E02486680-06
4. Use the Online and diagnostic tools to get the load memory size and percentage of free
load memory space (Page 680).
5. Multiply the load memory size by the percentage that is free to obtain the current load
memory free space.
Maximum size rule for all data logs combined
The amount of load memory free space varies during normal operations as the operating
system uses and releases memory. You should limit the combined size of all data log files to
one half of the available free space.
Calculate the memory requirement for a single data log record
Log data is stored as character bytes in the CSV (comma separated values) file format. The
following table shows the number of bytes that are required to store each data type.
Table 8- 139 CSV file data sizes
Data type Number of bytes (data bytes plus separator comma byte)
Bool 2
Byte 5
Word 7
DWord 12
Char 4
String Example 1: MyString[10]
The maximum string size is assigned as 10 characters.
Text characters + automatic padding with blank characters = 10 bytes
Opening and closing double quote + comma characters = 3 bytes
10 + 3 = 13 total bytes
Example 2: Mystring2
If no size is assigned with square brackets, then 254 bytes is allocated by
default.
Text characters + automatic padding with blank characters = 254 bytes
Opening and closing double quote + comma characters = 3 bytes
254 + 3 = 257 total bytes
USInt 5
UInt 7
UDInt 12
SInt 5
Int 7
DInt 12
Real 16
LReal 25
Time 15
DTL 24

Extended instructions
8.7 Data logging
S7-1200 Programmable controller
System Manual, 04/2012, A5E02486680-06 327
The DataLogCreate DATA parameter points to a structure that specifies the number of data
fields and the data type of each data field for one data log record. The table above gives the
bytes required in the CSV file for each data type. Multiply the number of occurrences of a
given data type by the number of bytes it requires. Do this for each data type in the record
and sum the number of bytes to get the total size of the data record. Add one byte for the
end of line character.
Size of a data log record = summation of bytes required for all data fields + 1 (the end of line
character).
Calculate the memory requirement for an entire data log file
The RECORDS parameter of the DataLogCreate instruction sets the maximum number of
records in a data log file. When the data log file is created the maximum memory size is
allocated.
Size of data log file = (number of bytes in one record) x (number of records).
8.7.5 Data log example program
This Data log example program does not show all the program logic necessary to get sample
values from a dynamic process, but does show the key operations of the Data log
instructions. The structure and number of log files that you use depends on your process
control requirements.
Note
General usage of Data log files
Data log files are automatically opened after the DataLogCreate and DataLogNew File
operations.
Data log files are automatically closed after a PLC run to stop transition or a PLC power
cycle.
A Data log file must be open before a DataLogWrite operation is possible.
A
maximum of eight data log files may be open at one time. More than eight data log files
may exist, but some of them must be closed so no more than eight are open.

Extended instructions
8.7 Data logging
S7-1200 Programmable controller
328 System Manual, 04/2012, A5E02486680-06
Example Data log program
Example data log names, header text, and the MyData structure are created in a data block.
The three MyData variables temporarily store new sample values. The process sample
values at these DB locations are transferred to a data log file by executing the DataLogWrite
instruction.
Network 1 REQ rising edge starts the data log creation process.
Network 2 Capture the DONE output from DataLogCreate because it is only valid for one
scan.

Extended instructions
8.7 Data logging
S7-1200 Programmable controller
System Manual, 04/2012, A5E02486680-06 329
Network 3 A positive edge signal triggers when to store new process values in the MyData
structure.
Network 4 The EN input state is based upon when the DataLogCreate operation is complete.
A create operation extends over many scan cycles and must be complete before executing a
write operation. The positive edge signal on the REQ input is the event that triggers an
enabled write operation.
Network 5 Close the data log once the last record has been written. After executing the
DataLogWrite operation that writes the last record, the log file full status is signaled when
DataLogWrite STATUS output = 1.

Extended instructions
8.7 Data logging
S7-1200 Programmable controller
330 System Manual, 04/2012, A5E02486680-06
Network 6 A positive signal edge DataLogOpen REQ input simulates the user pushing a
button on an HMI that opens a data log file. If you open a Data log file that has all records
filled with process data, then the next DataLogWrite operation will overwrite the oldest
record. You may want to preserve the old Data log and instead create a new data log, as
shown in network 7.
Network 7 The ID parameter is an IN/OUT type. First, you supply the ID value of the existing
Data log whose structure you want to copy. After the DataLogNewFile operation is complete,
a new and unique ID value for the new Data log is written back to the ID reference location.
The required DONE bit = TRUE capture is not shown, refer to networks 1, 2, and 4 for an
example of DONE bit logic.

Extended instructions
8.7 Data logging
S7-1200 Programmable controller
System Manual, 04/2012, A5E02486680-06 331
Data log files created by the example program viewed with the S7-1200 CPU Webserver
Table 8- 140 Downloaded .csv file examples viewed with Excel
Two records written in a five record
maximum file
Five records in a Data log file with a five
record maximum
After one additional record is written to the
file above which is full, the sixth write
operation overwrites the oldest record one
with record six. Another write operation
will overwrite record two with record
seven and so on.

Extended instructions
8.8 Data block control
S7-1200 Programmable controller
332 System Manual, 04/2012, A5E02486680-06
8.8 Data block control
8.8.1 READ_DBL, WRIT_DBL (Read from or write to a DB in load memory)
Table 8- 141 READ_DBL and WRIT_DBL instructions
LAD / FBD Description
READ_DBL(
req:=_bool_in_,
srcblk:=_variant_in_,
busy=>_bool_out_,
dstblk=>_variant_out_);
Copies DB start values or part of the
values, from load memory to a target
DB in the work memory.
The content of load memory is not
changed during the copy process.
WRIT_DBL(
req:=_bool_in_,
srcblk:=_variant_in_,
busy=>_bool_out_,
dstblk=>_variant_out_);
Copies DB current values or part of the
values from work memory to a target
DB in load memory.
The content of work memory is not
changed during the copy process.
Table 8- 142 Data types for the parameters
Parameter and type Data type Description
REQ IN BOOL A high signal starts the operation, if BUSY = 0.
SRCBLK IN VARIANT READ_DBL: Pointer to the source data block in load memory
WRIT_DBL: Pointer to the source data block in work memory
RET_VAL OUT INT Execution condition code
BUSY OUT BOOL BUSY = 1 signals that the reading/writing process is not complete.
DSTBLK OUT VARIANT READ_DBL: Pointer to the destination data block in work memory
WRIT_DBL: Pointer to the destination data block in load memory

Extended instructions
8.8 Data block control
S7-1200 Programmable controller
System Manual, 04/2012, A5E02486680-06 333
Typically, a DB is stored in both load memory (flash) and work memory (RAM). The start
values (initial values) are always stored in load memory, and the current values are always
stored in work memory. READ_DBL can be used to copy a set of start values from load
memory to the current values of a DB in work memory that is referenced by your program.
You can use WRIT_DBL to update the start values stored in internal load memory or
memory card from current values in work memory.
Note
Avoid excessive WRIT_DBL flash memory write operations
The WRIT_DBL instruction performs write operations in flash memory (internal load memory
or memory card). WRIT_DBL should be used for infrequent updates like a production
process changes.
The data blocks used by READ_DBL and WRIT_DBL must have been previously created by
STEP 7 before you can use these instructions. If the source DB is created as a "standard"
type then the destination DB must also be the "standard" type. If the source data block is
created as an "optimized" type then the destination data block must also be the "optimized"
type.
If the DBs are standard, then you can specify either a tag name or a P# value. The P# value
allows you to specify and copy any number of elements of the specified size (Byte, Word, or
DWord). Thus, you can copy part or all of a DB. If the DBs are optimized, you can only
specify a tag name; you cannot use the P# operator. If you specify a tag name for either
standard or optimized DBs (or for other work-memory types), then whatever is referenced by
this tag name is copied. This could be a user-defined type, an array, or a basic element.
Type Struct can only be used by these instructions if the DB is standard, not optimized. You
must use a user-defined type (UDT) if it is a structure in optimized memory. Only a user-
defined type ensures that the "data types" are exactly the same for both the source and
destination structures.
Note
Using a structure (data type Struct) in an "optimized" DB
When using a Struct data type with "optimzed" DBs, you must first create a user-defined
data type (UDT) for the Struct. You then configure both the source and destination DBs with
the UDT. The UDT ensures that the data types within the Struct remain consistent for both
DBs.
For "standard" DBs, you use the Struct without creating a UDT.
READ_DBL and WRIT_DBL execute asynchronously to the cyclic program scan. The
processing extends over multiple READ_DBL and WRIT_DBL calls. You start the DB
transfer job by calling with REQ = 1 and then monitor the BUSY and RET_VAL outputs to
determine when the data transfer is complete and correct.
To ensure data consistency, do not modify the destination area during the processing of
READ_DBL or the source area during the processing of WRIT_DBL (that is, as long as the
BUSY parameter is TRUE).

Extended instructions
8.8 Data block control
S7-1200 Programmable controller
334 System Manual, 04/2012, A5E02486680-06
SRCBLK and DSTBLK parameter restrictions:
● A data block must have been previously created before it can be referenced.
● The length of a VARIANT pointer of type BOOL must be divisible by 8.
● The length of a VARIANT pointer of type STRING must be the same in the source and
destination pointers.
Recipes and machine setup information
You can use the READ_DBL and WRIT_DBL instructions to manage recipes or machine
setup information. This essentially becomes another method of achieving retentive data for
values that do not change often, although you would want to limit the number of writes to
prevent wearing out the flash prematurely. This effectively allows you to increase the amount
of retentive memory beyond that supported for the normal power-down retentive data, at
least for values that do not change often. You could save recipe information or machine-
setup information from work memory to load memory using the WRIT_DBL instruction, and
you could retrieve such information from load memory into work memory using the
READ_DBL instruction.
Table 8- 143 Condition codes
RET_VAL
(W#16#...)
Description
0000 No error
0081 Warning: that the source area is smaller than the destination area. The source data is copied
completely with the extra bytes in the destination area unchanged.
7000 Call with REQ = 0: BUSY = 0
7001 First call with REQ = 1 (working): BUSY = 1
7002 Nth call (working): BUSY = 1
8051 Data block type error
8081 The source area is larger than the destination area. The destination area is completely filled and the
remaining bytes of the source are ignored.
8251 Source data block type error
82B1 Missing source data block
82C0 The source DB is being edited by another statement or a communication function.
8551 Destination data block type error
85B1 Missing destination data block
85C0 The destination DB is being edited by another statement or a communication function.
80C3 More than 50 READ_DBL or 50 WRIT_DBL statements are currently queued for execution.

Extended instructions
8.9 Common error codes for the "Extended" instructions
S7-1200 Programmable controller
System Manual, 04/2012, A5E02486680-06 335
8.9 Common error codes for the "Extended" instructions
Table 8- 144 Common condition codes for the extended instructions
Condition code (W#16#....)1 Description
8022 Area too small for input
8023 Area too small for output
8024 Illegal input area
8025 Illegal output area
8028 Illegal input bit assignment
8029 Illegal output bit assignment
8030 Output area is a read-only DB.
803A DB does not exist.
1 If one of these errors occurs when a code block is executed the the CPU goes to STOP mode, unless you use the
GetError or GetErrorID instructions within that code block and create a programmed reaction to the error.

Extended instructions
8.9 Common error codes for the "Extended" instructions
S7-1200 Programmable controller
336 System Manual, 04/2012, A5E02486680-06

S7-1200 Programmable controller
System Manual, 04/2012, A5E02486680-06 337
Technology instructions 9
9.1 High-speed counter
Table 9- 1 CTRL_HSC instruction
LAD / FBD SCL Description
"CTRL_HSC_0_DB" (
hsc:=_hw_hsc_in_,
dir:=_bool_in_,
cv:=_bool_in_,
rv:=_bool_in_,
period:=_bool_in_,
new_dir:=_int_in_,
new_cv:=_int_in_,
new_rv:=_dint_in_,
new_period:=_int_in_,
busy:=_bool_out_,
status:=_word_out_);
Each CTRL_HSC instruction uses a structure stored in
a DB to maintain data. You assign the DB when the
CTRL_HSC instruction is placed in the editor.
1 STEP 7 automatically creates the DB when you insert the instruction.
2 In the SCL example, "CTRL_HSC_0_DB" is the name of the instance DB.
Table 9- 2 Data types for the parameters
Parameter and type Data type Description
HSC IN HW_HSC HSC identifier
DIR1, 2 IN Bool 1 = Request new direction
CV1 IN Bool 1 = Request to set new counter value
RV1 IN Bool 1= Request to set new reference value
PERIOD1 IN Bool 1 = Request to set new period value
(only for frequency measurement mode)
NEW_DIR IN Int New direction: 1= forward, -1= backward
NEW_CV IN DInt New counter value
NEW_RV IN DInt New reference value
NEW_PERIOD IN Int New period value in seconds: 0.01, 0.1, or 1
(only for frequency measurement mode)
BUSY3 OUT Bool Function is busy
STATUS OUT Word Execution condition code
1 If an update of a parameter value is not requested, then the corresponding input values are ignored.
2 The DIR parameter is only valid if the configured counting direction is set to "User program (internal direction control)".
You determine how to use this parameter in the HSC device configuration.
3 For an HSC on the CPU or on the SB, the BUSY parameter always has a value of 0.

Technology instructions
9.1 High-speed counter
S7-1200 Programmable controller
338 System Manual, 04/2012, A5E02486680-06
You configure the parameters for each HSC in the device configuration for the CPU:
counting mode, I/O connections, interrupt assignment, and operation as a high-speed
counter or as a device to measure pulse frequency.
Some of the parameters for the HSC can be modified by your user program to provide
program control of the counting process:
● Set the counting direction to a NEW_DIR value
● Set the current count value to a NEW_CV value
● Set the reference value to a NEW_RV value
● Set the period value (for frequency measurement mode) to a NEW_PERIOD value
If the following Boolean flag values are set to 1 when the CTRL_HSC instruction is executed,
the corresponding NEW_xxx value is loaded to the counter. Multiple requests (more than
one flag is set at the same time) are processed in a single execution of the CTRL_HSC
instruction.
● DIR = 1 is a request to load a NEW_DIR value, 0 = no change
● CV = 1 is a request to load a NEW_CV value, 0 = no change
● RV = 1 is a request to load a NEW_RV value, 0 = no change
● PERIOD = 1 is a request to load a NEW_PERIOD value, 0 = no change
The CTRL_HSC instruction is typically placed in a hardware interrupt OB that is executed
when the counter hardware interrupt event is triggered. For example, if a CV=RV event
triggers the counter interrupt, then a hardware interrupt OB code block executes the
CTRL_HSC instruction and can change the reference value by loading a NEW_RV value.
The current count value is not available in the CTRL_HSC parameters. The process image
address that stores the current count value is assigned during the hardware configuration of
the high-speed counter. You may use program logic to directly read the count value. The
value returned to your program will be a correct count for the instant in which the counter
was read. The counter will continue to count high-speed events. Therefore, the actual count
value could change before your program completes a process using an old count value.
Condition codes: In the case of an error, ENO is set to 0, and the STATUS output contains a
condition code.
Table 9- 3 STATUS values (W#16#)
STATUS Description
0 No error
80A1 HSC identifier does not address a HSC
80B1 Illegal value in NEW_DIR
80B2 Illegal value in NEW_CV
80B3 Illegal value in NEW_RV
80B4 Illegal value in NEW_PERIOD
80C0 Multiple access to the high-speed counter
80D0 High-speed counter (HSC) not enabled in CPU hardware configuration

Technology instructions
9.1 High-speed counter
S7-1200 Programmable controller
System Manual, 04/2012, A5E02486680-06 339
9.1.1 Operation of the high-speed counter
The high-speed counter (HSC) counts events that occur faster than the OB execution rate. If
the events to be counted occur within the execution rate of the OB, you can use CTU, CTD,
or CTUD counter instructions. If the events occur faster than the OB execution rate, then use
the HSC. The CTRL_HSC instruction allows your user program to programmatically change
some of the HSC parameters.
For example: You can use the HSC as an input for an incremental shaft encoder. The shaft
encoder provides a specified number of counts per revolution and a reset pulse that occurs
once per revolution. The clock(s) and the reset pulse from the shaft encoder provide the
inputs to the HSC.
The HSC is loaded with the first of several presets, and the outputs are activated for the time
period where the current count is less than the current preset. The HSC provides an interrupt
when the current count is equal to preset, when reset occurs, and also when there is a
direction change.
As each current-count-value-equals-preset-value interrupt event occurs, a new preset is
loaded and the next state for the outputs is set. When the reset interrupt event occurs, the
first preset and the first output states are set, and the cycle is repeated.
Since the interrupts occur at a much lower rate than the counting rate of the HSC, precise
control of high-speed operations can be implemented with relatively minor impact to the scan
cycle of the CPU. The method of interrupt attachment allows each load of a new preset to be
performed in a separate interrupt routine for easy state control. (Alternatively, all interrupt
events can be processed in a single interrupt routine.)
Table 9- 4 Maximum frequency (KHz)
HSC Single phase Two phase and AB quadrature
CPU 100 KHz 80 KHz
High-speed SB 200 KHz 160 KHz
HSC1
SB 30 KHz 20 KHz
CPU 100 KHz 80 KHz
High-speed SB 200 KHz 160 KHz
HSC2
SB 30 KHz 20 KHz
HSC3 CPU 100 KHz 80 KHz
HSC4 CPU 30 KHz 20 KHz
CPU 30 KHz 20 KHz
High-speed SB 200 KHz 160 KHz
HSC5
SB 30 KHz 20 KHz
CPU 30 KHz 20 KHz
High-speed SB 200 KHz 160 KHz
HSC6
SB 30 KHz 20 KHz

Technology instructions
9.1 High-speed counter
S7-1200 Programmable controller
340 System Manual, 04/2012, A5E02486680-06
Selecting the functionality for the HSC
All HSCs function the same way for the same counter mode of operation. There are four
basic types of HSC:
● Single-phase counter with internal direction control
● Single-phase counter with external direction control
● Two-phase counter with 2 clock inputs
● A/B phase quadrature counter
You can use each HSC type with or without a reset input. When you activate the reset input
(with some restrictions, see the following table), the current value is cleared and held clear
until you deactivate the reset input.
● Frequency function: Some HSC modes allow the HSC to be configured (Type of
counting) to report the frequency instead of a current count of pulses. Three different
frequency measuring periods are available: 0.01, 0.1, or 1.0 seconds.
The frequency measuring period determines how often the HSC calculates and reports a
new frequency value. The reported frequency is an average value determined by the total
number of counts in the last measuring period. If the frequency is rapidly changing, the
reported value will be an intermediate between the highest and lowest frequency
occurring during the measuring period. The frequency is always reported in Hertz (pulses
per second) regardless of the frequency-measuring-period setting.
● Counter modes and inputs: The following table shows the inputs used for the clock,
direction control, and reset functions associated with the HSC.
The same input cannot be used for two different functions, but any input not being used
by the present mode of its HSC can be used for another purpose. For example, if HSC1
is in a mode that uses built-in inputs but does not use the external reset (I0.3), then I0.3
can be used for edge interrupts or for HSC2.
Table 9- 5 Counting modes for HSC
Type Input 1 Input 2 Input 3 Function
- Count or frequency Single-phase counter with internal
direction control
Clock (Optional:
direction) Reset Count
- Count or frequency Single-phase counter with external
direction control
Clock Direction
Reset Count
- Count or frequency Two-phase counter with 2 clock
inputs
Clock up Clock down
Reset Count
- Count or frequency A/B-phase quadrature counter Phase A Phase B
Reset1 Count
1 For an encoder: Phase Z, Home

Technology instructions
9.1 High-speed counter
S7-1200 Programmable controller
System Manual, 04/2012, A5E02486680-06 341
Input addresses for the HSC
Note
The digital I/O points used by high-speed counter devices are assigned during device
configuration. When digital I/O point addresses are assigned to these devices, the values of
the assigned I/O point addresses cannot be modified by the force function in a watch table.
When you configure the CPU, you have the option to enable and configure each HSC. The
CPU automatically assigns the input addresses for each HSC according to its configuration.
(Some of the HSCs allow you to select whether to use either the on-board inputs of the CPU
or the inputs of an SB.)
NOTICE
As shown in the following tables, the default assignments for the optional signals for the
different HSCs overlap. For example, the optional external reset for HSC 1 uses the same
input as one of the inputs for HSC 2.
Always ensure that you have configured your HSCs so that any one input is not being used
by two HSCs.
The following table shows the HSC input assignments for both the on-board I/O of the CPU
1211C and an SB. (If the SB has only 2 inputs, only 4.0 and 4.1 inputs are available.)
● For single-phase: C is the Clock input, [d] is the optional direction input, and [R] is an
optional external reset input. (Reset is available only for "Counting" mode.)
● For two-phase: CU is the Clock Up input, CD is the Clock Down input, and [R] is an
optional external reset input. (Reset is available only for "Counting" mode.)
● For AB-phase quadrature: A is the Clock A input, B is the Clock B input, and [R] is an
optional external reset input. (Reset is available only for "Counting" mode.)
Table 9- 6 HSC input assignments for CPU 1211C
CPU on-board input (0.x) SB input (default 4.x) 3 HSC
0 1 2 3 4 5 0 1 2 3
1-phase C [d] [R] C [d] [R]
2-phase CU CD [R] CU CD [R]
HSC 1 1
AB-phase A B [R] A B [R]
1-phase [R] C [d] [R] C [d]
2-phase [R] CU CD [R] CU CD
HSC 2 1
AB-phase [R] A B [R] A B
1-phase C [d]
2-phase CU CD
HSC 3
AB-phase A B
1-phase C [d] [R]
2-phase CU CD [R]
HSC 5 2
AB-phase A B [R]

Technology instructions
9.1 High-speed counter
S7-1200 Programmable controller
342 System Manual, 04/2012, A5E02486680-06
CPU on-board input (0.x) SB input (default 4.x) 3 HSC
0 1 2 3 4 5 0 1 2 3
1-phase [R] C [d]
2-phase [R] CU CD
HSC 6 2
AB-phase [R] A B
1 HSC 1 and HSC 2 can be configured for either the on-board inputs or for an SB.
2 HSC 5 and HSC 6 are available only with an SB. HSC 6 is available only with a 4-input SB.
3 An SB with only 2 digital inputs provides only the 4.0 and 4.1 inputs.
The following table shows the HSC input assignments for both the on-board I/O of the CPU
1212C and an SB. (If the SB has only 2 inputs, only 4.0 and 4.1 inputs are available.)
● For single-phase: C is the Clock input, [d] is the optional direction input, and [R] is an
optional external reset input. (Reset is available only for "Counting" mode.)
● For two-phase: CU is the Clock Up input, CD is the Clock Down input, and [R] is an
optional external reset input. (Reset is available only for "Counting" mode.)
● For AB-phase quadrature: A is the Clock A input, B is the Clock B input, and [R] is an
optional external reset input. (Reset is available only for "Counting" mode.)
Table 9- 7 HSC input assignments for CPU 1212C
CPU on-board input (0.x) SB input (4.x) 3 HSC
0 1 2 3 4 5 6 7 0 1 2 3
1-phase C [d] [R] C [d] [R]
2-phase CU CD [R] CU CD [R]
HSC 1 1
AB-phase A B [R] A B [R]
1-phase [R] C [d] [R] C [d]
2-phase [R] CU CD [R] CU CD
HSC 2 1
AB-phase [R] A B [R] A B
1-phase C [d] [R]
2-phase CU CD [R]
HSC 3
AB-phase A B [R]
1-phase [R] C [d]
2-phase [R] CU CD
HSC 4
AB-phase [R] A B
1-phase C [d] [R]
2-phase CU CD [R]
HSC 5 2
AB-phase A B [R]
1-phase [R] C [d]
2-phase [R] CU CD
HSC 6 2
AB-phase [R] A B
1 HSC 1 and HSC 2 can be configured for either the on-board inputs or for an SB.
2 HSC 5 and HSC 6 are available only with an SB. HSC 6 is available only with a 4-input SB.
3 An SB with only 2 digital inputs provides only the 4.0 and 4.1 inputs.

Technology instructions
9.1 High-speed counter
S7-1200 Programmable controller
System Manual, 04/2012, A5E02486680-06 343
The following two tables show the HSC input assignments for the on-board I/O of the CPU
1214C and for an optional SB, if installed.
● For single-phase: C is the Clock input, [d] is the optional direction input, and [R] is an
optional external reset input. (Reset is available only for "Counting" mode.)
● For two-phase: CU is the Clock Up input, CD is the Clock Down input, and [R] is an
optional external reset input. (Reset is available only for "Counting" mode.)
● For AB-phase quadrature: A is the Clock A input, B is the Clock B input, and [R] is an
optional external reset input. (Reset is available only for "Counting" mode.)
Table 9- 8 HSC input assignments for CPU 1214C and CPU 1215C (on-board inputs only)
Digital input 0 (default: 0.x) Digital input 1 (default: 1.x)
HSC
0 1 2 3 4 5 6 7 0 1 2 3 4 5
1-phase C [d] [R]
2-phase CU CD [R]
HSC 11
AB-phase A B [R]
1-phase [R] C [d]
2-phase [R] CU CD
HSC 21
AB-phase [R] A B
1-phase C [d] [R]
2-phase CU CD [R]
HSC 3
AB-phase A B [R]
1-phase [R] C [d]
2-phase [R] CU CD
HSC 4
AB-phase [R] A B
1-phase C [d] [R]
2-phase CU CD [R]
HSC 51
AB-phase A B [R]
1-phase C [d] [R]
2-phase CU CD [R]
HSC 61
AB-phase A B [R]
1 HSC 1, HSC 2, HSC 5 and HSC 6 can be configured for either the on-board inputs or for an SB.
Table 9- 9 HSC input assignments for SBs
SB inputs (default: 4.x) 2 HSC 1
0 1 2 3
1-phase C [d] [R]
2-phase CU CD [R]
HSC 1
AB-phase A B [R]
1-phase [R] C [d]
2-phase [R] CU CD
HSC 2
AB-phase [R] A B

Technology instructions
9.1 High-speed counter
S7-1200 Programmable controller
344 System Manual, 04/2012, A5E02486680-06
SB inputs (default: 4.x) 2 HSC 1
0 1 2 3
1-phase C [d] [R]
2-phase CU CD [R]
HSC 5
AB-phase A B [R]
1-phase [R] C [d]
2-phase [R] CU CD
HSC 6
AB-phase [R] A B
1 For CPU 1214C: HSC 1, HSC 2, HSC 5 and HSC 6 can be configured for either the on-board
inputs or for an SB.
2 An SB with only 2 digital inputs provides only the 4.0 and 4.1 inputs.
Accessing the current value for the HSC
Note
When you enable a pulse generator for use as a PTO, a corresponding HSC is assigned to
this PTO. HSC1 is assigned for PTO1, and HSC2 is assigned for PTO2. The assigned HSC
belongs completely to the PTO channel, and the ordinary output of the HSC is disabled. The
HSC value is only used for the internal functionality. You cannot monitor the current value
(for example, in ID1000) when pulses are occurring.
The CPU stores the current value of each HSC in an input (I) address. The following table
shows the default addresses assigned to the current value for each HSC. You can change
the I address for the current value by modifying the properties of the CPU in the Device
Configuration.
Table 9- 10 Current value of the HSC
HSC Data type Default address
HSC1 DInt ID1000
HSC2 DInt ID1004
HSC3 DInt ID1008
HSC4 DInt ID1012
HSC5 DInt ID1016
HSC6 DInt ID1020

Technology instructions
9.1 High-speed counter
S7-1200 Programmable controller
System Manual, 04/2012, A5E02486680-06 345
9.1.2 Configuration of the HSC
The CPU allows you to configure up to 6 high-speed
counters. You edit the "Properties" of the CPU to
configure the parameters of each individual HSC.
Use the CTRL_HSC instruction in your user program to
control the operation of the HSC.
Enable the specific HSC by selecting the "Enable" option
for that HSC.
Note
When you enable the high speed counter and select input points for it, the input filter settings
for these points are configured to 800 ns. Each input point has a single filter configuration
that applies to all uses: process inputs, interrupts, pulse catch, and HSC inputs.
WARNING
If the filter time for a digital input channel is changed from a previous setting, a new "0"
level input value may need to be presented for up to 20.0 ms accumulated duration before
the filter becomes fully responsive to new inputs. During this time, short "0" pulse events of
duration less than 20.0 ms may not be detected or counted.
This changing of filter times can result in unexpected machine or process operation, which
may cause death or serious injury to personnel, and/or damage to equipment.
To ensure that a new filter time goes immediately into effect, a power cycle of the CPU
must be applied.

Technology instructions
9.2 PID control
S7-1200 Programmable controller
346 System Manual, 04/2012, A5E02486680-06
After enabling the HSC, configure the other parameters, such as counter function, initial
values, reset options and interrupt events.
For information about configuring the HSC, refer to the section on configuring the CPU
(Page 123).
9.2 PID control
STEP 7 provides the following PID instructions for the S7-1200 CPU:
● The PID_Compact instruction is used to control technical processes with continuous
input- and output variables.
● The PID_3Step instruction is used to control motor-actuated devices, such as valves that
require discrete signals for open- and close actuation.
Note
Changes that you make to the PID configuration and download in RUN mode do not take
effect until the CPU transitions from STOP to RUN mode.
Both PID instructions (PID_3Step and PID_Compact) can calculate the P-, I-, and D-
components during startup (if configured for "pretuning"). You can also configure the
instruction for "fine tuning" to allow you to optimize the parameters. You do not need to
manually determine the parameters.
Note
Execute the PID instruction at constant intervals of the sampling time (preferably in a cyclic
OB).
Because the PID loop needs a certain time to respond to changes of the control value, do
not calculate the output value in every cycle. Do not execute the PID instruction in the main
program cycle OB (such as OB 1).
The sampling time of the PID algorithm represents the time between two calculations of the
output value (control value). The output value is calculated during self-tuning and rounded to
a multiple of the cycle time. All other functions of PID instruction are executed at every call.

Technology instructions
9.2 PID control
S7-1200 Programmable controller
System Manual, 04/2012, A5E02486680-06 347
PID algorithm
The PID (Proportional/Integral/Derivative) controller measures the time interval between two
calls and then evaluates the results for monitoring the sampling time. A mean value of the
sampling time is generated at each mode changeover and during initial startup. This value is
used as reference for the monitoring function and is used for calculation. Monitoring includes
the current measuring time between two calls and the mean value of the defined controller
sampling time.
The output value for the PID controller consists of three components:
● P (proportional): When calculated with the "P" component, the output value is proportional
to the difference between the setpoint and the process value (input value).
● I (integral): When calculated with the "I" component, the output value increases in
proportion to the duration of the difference between the setpoint and the process value
(input value) to finally correct the difference.
● D (derivative): When calculated with the "D" component, the output value increases as a
function of the increasing rate of change of the difference between the setpoint and the
process value (input value). The output value is corrected to the setpoint as quickly as
possible.
The PID controller uses the following formula to calculate the output value for the
PID_Compact instruction.
y = K
p
(w - x) + (c · w - x)
[(b · w - x) +
1
T
I
·
s
T
D
· s
a · T
D
· s + 1 ]
y Output value x Process value
w Setpoint value s Laplace operator
Kp Proportional gain
(P component)
a Derivative delay coefficient
(D component)
T1 Integral action time
(I component)
b Proportional action weighting
(P component)
TD Derivative action time
(D component)
c Derivative action weighting
(D component)
The PID controller uses the following formula to calculate the output value for the PID_3Step
instruction.
Δ y = K
p
· s · (w - x) + (c · w - x)
[
(b · w - x) +
1
T
I
·
s
T
D
· s
a · T
D
· s + 1
]
y Output value x Process value
w Setpoint value s Laplace operator
Kp Proportional gain
(P component)
a Derivative delay coefficient
(D component)
T1 Integral action time
(I component)
b Proportional action weighting
(P component)
TD Derivative action time
(D component)
c Derivative action weighting
(D component)

Technology instructions
9.2 PID control
S7-1200 Programmable controller
348 System Manual, 04/2012, A5E02486680-06
9.2.1 Inserting the PID instruction and technological object
STEP 7 provides two instructions for PID control:
● The PID_Compact instruction and its associated technological object provide a universal
PID controller with tuning. The technological object contains all of the settings for the
control loop.
● The PID_3Step instruction and its associated technological object provide a PID
controller with specific settings for motor-activated valves. The technological object
contains all of the settings for the control loop. The PID_3Step controller provides two
additional Boolean outputs.
After creating the technological object, you must configure the parameters (Page 363). You
also adjust the autotuning parameters ("pretuning" during startup or manual "fine tuning") to
commission the operation of the PID controller (Page 365).
Table 9- 11 Inserting the PID instruction and the technological object
When you insert a PID instruction into your user program,
STEP 7 automatically creates a technology object and an
instance DB for the instruction. The instance DB contains
all of the parameters that are used by the PID instruction.
Each PID instruction must have its own unique instance
DB to operate properly.
After inserting the PID instruction and creating the
technological object and instance DB, you configure the
parameters for the technological object (Page 363).

Technology instructions
9.2 PID control
S7-1200 Programmable controller
System Manual, 04/2012, A5E02486680-06 349
Table 9- 12 (Optional) Creating a technological object from the project navigator
You can also create technological objects for your
project before inserting the PID instruction. By
creating the technological object before inserting a
PID instruction into your user program, you can
then select the technological object when you insert
the PID instruction.
To create a technological object, double-click the
"Add new object" icon in the project navigator.
Click the "Control" icon and select the technological
object for the type of PID controller (PID_Compact
or PID_3Step). You can create an optional name
for the technological object.
Click "OK" to create the technological object.

Technology instructions
9.2 PID control
S7-1200 Programmable controller
350 System Manual, 04/2012, A5E02486680-06
9.2.2 PID_Compact instruction
The PID controller uses the following formula to calculate the output value for the
PID_Compact instruction.
y = K
p
(w - x) + (c · w - x)
[(b · w - x) +
1
T
I
·
s
T
D
· s
a · T
D
· s + 1 ]
y Output value x Process value
w Setpoint value s Laplace operator
Kp Proportional gain
(P component)
a Derivative delay coefficient
(D component)
T1 Integral action time
(I component)
b Proportional action weighting
(P component)
TD Derivative action time
(D component)
c Derivative action weighting
(D component)
Table 9- 13 PID_Compact instruction
LAD / FBD SCL Description
"PID_Compact_1"(
Setpoint:=_real_in_,
Input:=_real_in_,
Input_PER:=_word_in_,
ManualEnable:=_bool_in_,
ManualValue:=_real_in_,
Reset:=_bool_in_,
ScaledInput=>_real_out_,
Output=>_real_out_,
Output_PER=>_word_out_,
Output_PWM=>_bool_out_,
SetpointLimit_H=>_bool_out_,
SetpointLimit_L=>_bool_out_,
InputWarning_H=>_bool_out_,
InputWarning_L=>_bool_out_,
State=>_int_out_,
Error=>_dword_out_);
PID_Compact provides a PID controller with
self-tuning for automatic and manual mode.
PID_Compact is a PIDT1 controller with
anti-windup and weighting of the P- and D-
component.
1 STEP 7 automatically creates the technological object and instance DB when you insert the instruction. The instance
DB contains the parameters of the technological object.
2 In the SCL example, "PID_Compact_1" is the name of the instance DB.

Technology instructions
9.2 PID control
S7-1200 Programmable controller
System Manual, 04/2012, A5E02486680-06 351
Table 9- 14 Data types for the parameters
Parameter and type Data type Description
Setpoint IN Real Setpoint of the PID controller in automatic mode. Default value: 0.0
Input IN Real Process value. Default value: 0.0
You must also set sPid_Cmpt.b_Input_PER_On = FALSE.
Input_PER IN Word Analog process value (optional). Default value: W#16#0
You must also set sPid_Cmpt.b_Input_PER_On = TRUE.
ManualEnable IN Bool Enables or disables the manual operation mode. Default value: FALSE:
PID_Compact V1.0 and V1.2: When the CPU transitions to RUN, if
the ManualEnable = TRUE, PID_Compact starts in manual mode. It
is not necessary for a FALSE to TRUE transition to place the
PID_Compact into manual mode.
PID_Compact V1.1: When the CPU transitions to RUN and the
ManualEnable = TRUE, the PID Compact starts in the last state. A
transition from TRUE to FALSE to TRUE is required to place the
PID_Compact in manual mode.
ManualValue IN Real Process value for manual operation. Default value: 0.0
Reset IN Bool The Reset parameter restarts the controller. Default value: FALSE
See the "Response to Reset" section below for PID_Compact V1.1 and
V1.0 Reset response diagrams.
ScaledInput OUT Real Scaled process value. Default value: 0.0
Output1 OUT Real Output value. Default value: 0.0
Output_PER1 OUT Word Analog output value. Default value: W#16#0
Output_PWM1 OUT Bool Output value for pulse width modulation. Default value: FALSE
SetpointLimit_H OUT Bool Setpoint high limit. Default value: FALSE
If SetpointLimit_H = TRUE, the absolute upper limit of the setpoint is
reached. Default value: FALSE
SetpointLimit_L OUT Bool Setpoint low limit. Default value: FALSE
If SetpointLimit_L = TRUE, the absolute lower limit of the setpoint is
reached. Default value: FALSE
InputWarning_H OUT Bool If InputWarning_H = TRUE, the process value reached or exceeded the
upper warning limit. Default value: FALSE
InputWarning_L OUT Bool If InputWarning_L = TRUE, the process value reached the lower
warning limit. Default value: FALSE
State OUT Int Current operating mode of the PID controller. Default value: 0
Use sRet.i_Mode to change the mode.
State = 0: Inactive
State = 1: Pretuning
State = 2: Manual fine tuning
State = 3: Automatic mode
State = 4: Manual mode
ErrorBits OUT DWord The PID_Compact instruction ErrorBits parameters table (Page 354)
defines the error messages. Default value: DW#16#0000 (no error)
1 The outputs of the Output, Output_PER, and Output_PWM parameters can be used in parallel.

Technology instructions
9.2 PID control
S7-1200 Programmable controller
352 System Manual, 04/2012, A5E02486680-06
Response to Reset
The response to Reset = TRUE depends on the version of the PID_Compact instruction.
Reset response PID_Compact V1.1
A rising edge at Reset resets the errors and warnings and clears the integral action. A falling
edge at Reset triggers a change to the most recently active operating mode.
LB0RGH
6WDWH
WPV
5HVHW
WPV
WPV
① Activation
② Error
③ Reset
Reset response PID_Compact V1.0
A rising edge at Reset resets the errors and warnings and clears the integral action. The
controller is not reactivated until the next edge at i_Mode.

Technology instructions
9.2 PID control
S7-1200 Programmable controller
System Manual, 04/2012, A5E02486680-06 353
LB0RGH
6WDWH
5HVHW
WPV
WPV
WPV
① Activation
② Error
③ Reset
Operation of the PID_Compact controller
3,'7
$QWL:LQGXS
,QSXW:DUQLQJB+
,QSXW:DUQLQJB/
0DQXDO(QDEOH
EB,QSXWB3(5B2Q
EB,QY&WUO
˂X
39B$/50
&53B,1
/LPLW
3:0
,19
/LPLW &53B287
,QSXW
2XWSXW
2XWSXWB3(5
2XWSXWB3:0
0DQXDO9DOXH
,QSXWB3(5
6HWSRLQW
6FDOH
Figure 9-1 Operation of the PID_Compact controller

Technology instructions
9.2 PID control
S7-1200 Programmable controller
354 System Manual, 04/2012, A5E02486680-06
6FDOHG,QSXW[
6HWSRLQWZ
,/,0,7 .
3
F
E
'7
\
$QWL:LQGXS
Figure 9-2 Operation of the PID_Compact controller as a PIDT1 controller with anti-windup
9.2.3 PID_Compact instruction ErrorBit parameters
If several errors are pending, the values of the error codes are displayed by means of binary
addition. The display of error code 0003, for example, indicates that the errors 0001 and
0002 are also pending.
Table 9- 15 PID_Compact instruction ErrorBit parameters
ErrorBit (DW#16#...) Description
0000 No error
0001 The "Input" parameter is outside the process value limits.
Input > sPid_Cmpt.r_Pv_Hlmor
Input < sPid_Cmpt.r_Pv_Llm
You cannot start the actuator again until you eliminate the error.
0002 Invalid value at parameter "Input_PER". Check whether an error is pending
at the analog input.
0004 Error during fine tuning Oscillation of the process value could not be
maintained.
0008 Error while starting pre-tuning. The process value is too close to the
setpoint. Start fine tuning.
0010 The setpoint was changed during controller tuning.
0020 Pre-tuning may not be carried out in automatic mode or during fine tuning.
0040 Error in fine tuning The setpoint is too close to the setpoint limits.

Technology instructions
9.2 PID control
S7-1200 Programmable controller
System Manual, 04/2012, A5E02486680-06 355
ErrorBit (DW#16#...) Description
0080 Incorrect configuration of output value limits.
Check to see if the limits of the output value are configured correctly and
match the direction in which the control is operating.
0100 Error during controller tuning has resulted in invalid parameters.
0200 Invalid value at parameter "Input": Numerical format of value is invalid.
0400 Calculating the output value failed. Check the PID parameters.
0800 Sampling time error: PID_Compact is not called within the sampling time of
the cyclic interrupt OB.
1000 Invalid value at parameter "Setpoint": Numerical format of value is invalid.
9.2.4 PID_3STEP instruction
The PID controller uses the following formula to calculate the output value for the PID_3Step
instruction.
Δ y = Kp · s ·
(w - x) + (c · w - x)
[(b · w - x) +
1
TI · s
TD · s
a · TD · s + 1 ]
y Output value x Process value
w Setpoint value s Laplace operator
Kp Proportional gain
(P component)
a Derivative delay coefficient
(D component)
T1 Integral action time
(I component)
b Proportional action weighting
(P component)
TD Derivative action time
(D component)
c Derivative action weighting
(D component)

Technology instructions
9.2 PID control
S7-1200 Programmable controller
356 System Manual, 04/2012, A5E02486680-06
Table 9- 16 PID_3Step instruction
LAD / FBD SCL Description
"PID_3Step_1"(
SetpoInt:=_real_in_,
Input:=_real_in_,
ManualValue:=_real_in_,
Feedback:=_real_in_,
InputPer:=_word_in_,
FeedbackPer:=_word_in_,
ManualEnable:=_bool_in_,
ManualUP:=_bool_in_,
ManualDN:=_bool_in_,
ActuatorH:=_bool_in_,
ActuatorL:=_bool_in_,
Reset:=_bool_in_,
ScaledInput=>_real_out_,
ScaledFeedback=>_real_out_,
ErrorBits=>_dword_out_,
OutputPer=>_word_out_,
State=>_int_out_,
OutputUP=>_bool_out_,
OutputDN=>_bool_out_,
SetpoIntLimitH=>_bool_out_,
SetpoIntLimitL=>_bool_out_,
InputWarningH=>_bool_out_,
InputWarningL=>_bool_out_,
Error=>_bool_out_);
PID_3Step configures a PID controller with
self-tuning capabilities that has been
optimized for motor-controlled valves and
actuators. It provides two Boolean outputs.
PID_3Step is a PIDT1controller with anti-
windup and weighting of the P- and D-
components.
1 STEP 7 automatically creates the technological object and instance DB when you insert the instruction. The instance
DB contains the parameters of the technological object.
2 In the SCL example, "PID_3Step_1" is the name of the instance DB.
Table 9- 17 Data types for the parameters
Parameter and type Data type Description
Setpoint IN Real Setpoint of the PID controller in automatic mode. Default value: 0.0
Input IN Real Process value. Default value: 0.0
You must also set Config.InputPEROn = FALSE.
Input_PER IN Word Analog process value (optional). Default value: W#16#0
You must also set Config.InputPEROn = TRUE.
ManualEnable IN Bool Enables or disables the manual operation mode. Default value: FALSE
On the edge of the change from FALSE to TRUE, the PID controller
switches to manual mode, State = 4, and Retain.Mode remains
unchanged.
On the edge of the change from TRUE to FALSE, the PID controller
switches to the last active operating mode and
State = Retain.Mode.

Technology instructions
9.2 PID control
S7-1200 Programmable controller
System Manual, 04/2012, A5E02486680-06 357
Parameter and type Data type Description
ManualUP IN Bool In manual mode, every rising edge opens the valve by 5% of the total
actuating range, or for the duration of the minimum motor actuation
time. ManualUP is evaluated only if you are not using Output_PER and
there is no position feedback. Default value: FALSE
If Output_PER is FALSE, the manual input turns Output_UP on for
the time that corresponds to a movement of 5% of the device.
If Config.ActuatorEndStopOn is TRUE, then Output_UP does not
come on if Actuator_H is TRUE.
ManualDN IN Bool In manual mode, every rising edge closes the valve by 5% of the total
actuating range, or for the duration of the minimum motor actuation
time. ManualDN is evaluated only if you are not using Output_PER and
there is no position feedback. Default value: FALSE
If Output_PER is FALSE, the manual input turns Output_DN on for
the time that corresponds to a movement of 5% of the device.
If Config.ActuatorEndStopOn is TRUE, then Output_DN does not
turn on if Actuator_L is TRUE.
ManualValue IN Real Process value for manual operation. Default value: 0.0
In manual mode, you specify the absolute position of the valve.
ManualValue is evaluated only if you are using OutputPer, or if position
feedback is available. Default value: 0.0
Feedback IN Real Position feedback of the valve. Default value: 0.0
To use Feedback, then set Config.FeedbackPerOn = FALSE.
Feedback_PER IN Word Analog feedback of the valve position. Default value: W#16#0
To use Feedback_PER, set Config.FeedbackPerOn = TRUE.
Feedback_PER is scaled, using the following parameters:
Config.FeedbackScaling.LowerPointIn
Config.FeedbackScaling.UpperPointIn
Config.FeedbackScaling.LowerPointOut
Config.FeedbackScaling.UpperPointOut
Actuator_H IN Bool If Actuator_H = TRUE, the valve is at the upper end stop and is no
longer moved in this direction. Default value: FALSE
Actuator_L IN Bool If Actuator_L = TRUE, the valve is at the lower end stop and is no
longer moved in this direction. Default value: FALSE
Reset IN Bool Restarts the PID controller. Default value: FALSE
If FALSE to TRUE edge:
"Inactive" operating mode
Input value = 0
Interim values of the controller are reset. (PID parameters are
retained.)
If TRUE to FALSE edge, change to the most recent active mode.
ScaledInput OUT Real Scaled process value
ScaledFeedback OUT Real Scaled valve position
Output_PER OUT Word Analog output value. If Config.OutputPerOn = TRUE, the parameter
Output_PER is used.

Technology instructions
9.2 PID control
S7-1200 Programmable controller
358 System Manual, 04/2012, A5E02486680-06
Parameter and type Data type Description
Output_UP OUT Bool Digital output value for opening the valve. Default value: FALSE
If Config.OutputPerOn = FALSE, the parameter Output_UP is used.
Output_DN OUT Bool Digital output value for closing the valve. Default value: FALSE
If Config.OutputPerOn = FALSE, the parameter Output_DN is used.
SetpointLimitH OUT Bool Setpoint high limit. Default value: FALSE
If SetpointLimitH = TRUE, the absolute upper limit of the setpoint is
reached. In the CPU, the setpoint is limited to the configured absolute
upper limit of the actual value.
SetpointLimitL OUT Bool Setpoint low limit. Default value: FALSE
If SetpointLimitL = TRUE, the absolute lower limit of the setpoint is
reached. In the CPU the setpoint is limited to the configured absolute
lower limit of the actual value.
InputWarningH OUT Bool If InputWarningH = TRUE, the input value has reached or exceeded the
upper warning limit. Default value: FALSE
InputWarningL OUT Bool If InputWarningL = TRUE, the input value has reached or exceeded the
lower warning limit. Default value: FALSE
State OUT Int Current operating mode of the PID controller. Default value: 0
Use Retain.Mode to change the operating mode:
State = 0: Inactive
State = 1: Pretuning
State = 2: Manual fine tuning
State = 3: Automatic mode
State = 4: Manual mode
State = 5: Substitute output value approach
State = 6: Transition time measurement
State = 7: Substitute output value approach with error monitoring
State = 8: Error monitoring
Error OUT Bool If Error = TRUE, at least one error message is pending. Default value:
FALSE
ErrorBits OUT DWord The PID_3STEP instruction ErrorBits parameters table (Page 362)
defines the error messages. Default value: DW#16#0000 (no error)

Technology instructions
9.2 PID control
S7-1200 Programmable controller
System Manual, 04/2012, A5E02486680-06 359
F
E
.
3
7L
)DF7W
'HDGB%
'
,
'7
$QWLZLQGXS
6FDOHG,QSXW[
6HWSRLQWZ
˂\
Figure 9-3 Operation of the PID_3Step controller as a PIDT1 controller with anti-windup

Technology instructions
9.2 PID control
S7-1200 Programmable controller
360 System Manual, 04/2012, A5E02486680-06
,QSXW:DUQLQJB+
,QSXW:DUQLQJB/
39B$/50
)$&
/LPLW
$QWL:LQGXS
3XOVH2XW
2XWSXWB3(5
/LPLW
˂Y
&53B,1
7KU6WS
$GHDGB%
2XWSXW3HU2Q
2XWSXWB'1
2XWSXWB83
,QSXW3HU2Q
,QSXW
0DQXDO(QDEOH
3,'7
$QWL:LQGXS
,QSXWB3(5
6HWSRLQW
5RFB/LP
0DQXDO9DOXH
0DQXDOB'1
0DQXDOB83
0DQXDO(QDEOH
6FDOH
)DF
,QW
&53B287
Figure 9-4 Operation of the PID_3Step controller without position feedback

Technology instructions
9.2 PID control
S7-1200 Programmable controller
System Manual, 04/2012, A5E02486680-06 361
&53B,1
/LPLW
,QW
3,'7
$QWL:LQGXS
&53B,1
/LPLW
;
)DF
7KU6WS
$GHDGB%
&53B287
3XOVH2XW
6FDOH
6FDOH
,QSXW3HU2Q
)HHGEDFNB3(5
)HHGEDFN3HU2Q
,QSXW
$QWL:LQGXS
6HWSRLQW
,QSXWB3(5
)HHGEDFN
2XWSXWB'1
2XWSXWB83
0DQXDO(QDEOH
0DQXDOB'1
0DQXDOB83
2XWSXW3HU2Q 2XWSXWB3(5
0DQXDO(QDEOH
0DQXDO9DOXH
,QSXW:DUQLQJB+
,QSXW:DUQLQJB/
39B$/50
˂9
Figure 9-5 Operation of the PID_3Step controller the position feedback enabled

Technology instructions
9.2 PID control
S7-1200 Programmable controller
362 System Manual, 04/2012, A5E02486680-06
9.2.5 PID_3STEP instruction ErrorBit parameters
If several errors are pending, the values of the error codes are displayed by means of binary
addition. The display of error code 0003, for example, indicates that the errors 0001 and
0002 are also pending.
Table 9- 18 PID_3STEP instruction ErrorBit parameters
ErrorBit (DW#16#...) Description
0000 No error
0001 The "Input" parameter is outside the process value limits:
Input > Config.InputUpperLimit or
Input < Config.InputLowerLimit
If ActivateRecoverMode = TRUE and ErrorBehaviour = 1, the actuator
moves to the substitute output value. If ActivateRecoverMode = TRUE and
ErrorBehaviour = 0, the actuator stops in its current position. If
ActivateRecoverMode = FALSE, the actuator stops in its current position.
PID_3STEP V1.1: You can move the actuator in manual mode.
PID_3STEP V1.0: Manual mode is not possible in this state. You cannot
start the actuator again until you eliminate the error.
0002 Invalid value at parameter "Input_PER". Check whether an error is pending
at the analog input.
If automatic mode was active before the error occurred,
ActivateRecoverMode = TRUE and the error is no longer pending,
PID_3STEP switches back to automatic mode.
0004 Error during fine tuning Oscillation of the process value could not be
maintained.
0008 Error while starting pre-tuning. The process value is too close to the
setpoint. Start fine tuning.
0010 The setpoint may not be changed during fine tuning.
0020 Pre-tuning may not be carried out in automatic mode or during fine tuning.
0040 Error in fine tuning The setpoint is too close to the setpoint limits.
0080 Error in pre-tuning. Incorrect configuration of output value limits.
Check to see if the limits of the output value are configured correctly and
match the direction in which the control is operating.
0100 Error during fine tuning has resulted in invalid parameters.
0200 Invalid value at parameter "Input": Numerical format of value is invalid.
If automatic mode was active before the error occurred,
ActivateRecoverMode = TRUE and the error is no longer pending,
PID_3STEP switches back to automatic mode.
0400 Calculating the output value failed. Check the PID parameters.
0800 Sampling time error: PID_3STEP is not called within the sampling time of
the cyclic interrupt OB.
If automatic mode was active before the error occurred,
ActivateRecoverMode = TRUE and the error is no longer pending,
PID_3STEP switches back to automatic mode.

Technology instructions
9.2 PID control
S7-1200 Programmable controller
System Manual, 04/2012, A5E02486680-06 363
ErrorBit (DW#16#...) Description
1000 Invalid value at parameter "Setpoint": Numerical format of value is invalid.
If automatic mode was active before the error occurred,
ActivateRecoverMode = TRUE and the error is no longer pending,
PID_3STEP switches back to automatic mode.
2000 Invalid value at parameter Feedback_PER.
Check whether an error is pending at the analog input.
The actuator cannot be moved to the substitute output value and does not
move from the current position. Manual mode is not possible in this state.
You have to disable position feedback (Config. FeedbackOn = FALSE) to
move the actuator from this state.
If automatic mode was active before the error occurred,
ActivateRecoverMode = TRUE and the error is no longer pending,
PID_3STEP switches back to automatic mode.
4000 Invalid value at parameter Feedback. Numerical format of value is invalid.
The actuator cannot be moved to the substitute output value and does not
move from the current position. Manual mode is not possible in this state.
You have to disable position feedback (Config. FeedbackOn = FALSE) to
move the actuator from this state.
If automatic mode was active before the error occurred,
ActivateRecoverMode = TRUE and the error is no longer pending,
PID_3STEP switches back to automatic mode.
8000 Error in digital position feedback. Actuator_H = TRUE and Actuator_L =
TRUE.
The actuator cannot be moved to the substitute output value and does not
move from the current position. Manual mode is not possible in this state.
You have to disable "Endstop signals actuator" (Config.ActuatorEndStopOn
= FALSE) to move the actuator from this state.
If automatic mode was active before the error occurred,
ActivateRecoverMode = TRUE and the error is no longer pending,
PID_3STEP switches back to automatic mode.
9.2.6 Configuring the PID controller
The parameters of the technological object determine the operation of the PID
controller. Use the icon to open the configuration editor.
Figure 9-6 Configuration editor for PID_Compact (Basic settings)

Technology instructions
9.2 PID control
S7-1200 Programmable controller
364 System Manual, 04/2012, A5E02486680-06
Table 9- 19 Sample configuration settings for the PID_Compact instruction
Settings Description
Controller type Selects the engineering units.
Invert the control logic Allows selection of a reverse-acting PID loop.
If not selected, the PID loop is in direct-acting mode and the output of PID loop
increases if input value < setpoint.
If selected, the output of the PID loop increases if the input value > setpoint.
Enable last mode after
CPU restart
Restarts the PID loop after it is reset or if an input limit has been exceeded and
returned to the valid range.
Input Selects either the Input parameter or the Input_PER parameter (for analog) for the
process value. Input_PER can come directly from an analog input module.
Basic
Output Selects either the Output parameter or the Output_PER parameter (for analog) for
the output value. Output_PER can go directly to an analog output module.
Process
value
Scales both the range and the limits for the process value. If the process value goes below the low limit or
above the high limit, the PID loop goes to inactive mode and sets the output value to 0.
To use Input_PER, you must scale the analog process value (input value).
Figure 9-7 Configuration editor for PID_3Step (Basic settings)
Table 9- 20 Sample configuration settings for the PID_3Step instruction
Settings Description
Controller type Selects the engineering units.
Invert the control logic Allows selection of a reverse-acting PID loop.
If not selected, the PID loop is in direct-acting mode, and the output of PID loop
increases if the input value < setpoint).
If selected, the output of the PID loop increases if the input value > setpoint.
Enable last mode after
CPU restart
Restarts the PID loop after it is reset or if an input limit has been exceeded and
returned to the valid range.
Basic
Input Selects either the Input parameter or the Input_PER parameter (for analog) for the
process value. Input_PER can come directly from an analog input module.

Technology instructions
9.2 PID control
S7-1200 Programmable controller
System Manual, 04/2012, A5E02486680-06 365
Settings Description
Output Selects either to use the digital outputs (Output_UP and Output_DN) or to use the
analog output (Output_PER) for the output value.
Feedback Selects the type of device status returned to the PID loop:
No feedback (default)
Feedback
Feedback_PER
Process
value
Scales both the range and the limits for the process value. If the process value goes below the low limit or
above the high limit, the PID loop goes to inactive mode and sets the output value to 0.
To use Input_PER, you must scale the analog process value (input value).
Motor transition
time
Sets the time from open to close for the valve. (Locate this value on the data sheet or
the faceplate of the valve.)
Minimum ON time Sets the minimum movement time for the valve. (Locate this value on the data sheet or
the faceplate of the valve.)
Minimum OFF
time
Sets the minimum pause time for the valve. (Locate this value on the data sheet or the
faceplate of the valve.)
Error behavior Defines the behavior of the valve when an error is detected or when the PID loop is
reset. If you select to use a substitute position, enter the "Safety position". For analog
feedback or analog output, select a value between the upper or lower limit for the
output. For digital outputs, you can choose only 0% (off) or 100% (on).
Actuator
Scale Position
Feedback1
"High stop" and "Lower limit stop" define the maximum positive position (full-open)
and the maximum negative position (full-closed). "High stop" must be greater than
"Lower limit stop".
"High limit process value" and "Low limit process value" define the upper and lower
positions of the valve during tuning and automatic mode.
"FeedbackPER" ("Low" and "High") defines the analog feedback of the valve
position. "FeedbackPER High" must be greater than "FeedbackPER Low".
1 "Scale Position Feedback" is editable only if you enabled "Feedback" in the "Basic" settings.
9.2.7 Commissioning the PID controller
Use the commissioning editor to configure the PID controller for autotuning at startup
and for autotuning during operation. To open the commissioning editor, click the icon
on either the instruction or the project navigator.

Technology instructions
9.3 Motion control
S7-1200 Programmable controller
366 System Manual, 04/2012, A5E02486680-06
Table 9- 21 Sample configuration screen (PID_3Step)
Measurement: To display the setpoint, the
process value (input value) and the output value in a
real-time trend, enter the sample time and click the
"Start" button.
Tuning mode: To tune the PID loop, select either
"Pretuning" or "Fine tuning" (manual) and click the
"Start" button. The PID controller runs through
multiple phases to calculate system response and
update times. The appropriate tuning parameters are
calculated from these values.
After the completion of the tuning process, you can
store the new parameters by clicking the "Upload PID
parameters" button in the "PID Parameters" section of
the commissioning editor.
If an error occurs during tuning, the output value of the
PID goes to 0. The PID mode then is set to "inactive"
mode. The status indicates the error.
9.3 Motion control
The CPU provides motion control functionality for the operation of stepper motors and servo
motors with pulse interface. The motion control functionality takes over the control and
monitoring of the drives.
● The "Axis" technology object configures the mechanical drive data, drive interface,
dynamic parameters, and other drive properties.
● You configure the pulse and direction outputs of the CPU for controlling the drive.
● Your user program uses the motion control instructions to control the axis and to initiate
motion tasks.
● Use the PROFINET interface to establish the online connection between the CPU and
the programming device. In addition to the online functions of the CPU, additional
commissioning and diagnostic functions are available for motion control.
Note
Changes that you make to the motion control configuration and download in RUN mode
do not take effect until the CPU transitions from STOP to RUN mode.

Technology instructions
9.3 Motion control
S7-1200 Programmable controller
System Manual, 04/2012, A5E02486680-06 367
① PROFINET
② Pulse and direction outputs
③ Power section for stepper motor
④ Power section for servo motor
6,0$7, &6
,
,
,
,
,
,
,
,
,
,
,
,
,
,
S
&38&
'&'&'&
',
5816723
(5525
0$,17
;31/ $1
'
ི
ཱ
ཱི
The DC/DC/DC variants of the CPU S7-1200 have onboard
outputs for direct control of drives. The relay variants of the
CPU require the signal board with DC outputs for drive
control.
A signal board (SB) expands the onboard I/O to include a few additional I/O points. An SB
with 2 digital outputs can be used as pulse and direction outputs to control one motor. An SB
with 4 digital outputs can be used as pulse and direction outputs to control two motors. Built-
in relay outputs cannot be used as pulse outputs to control motors.
Note
Pulse-train outputs cannot be used by other instructions in the user program
When you configure the outputs of the CPU or signal board as pulse generators (for use with
the PWM or motion control instructions), the corresponding output addresses (Q0.0 to Q0.3,
Q4.0 to Q4.3) are removed from the Q memory and cannot be used for other purposes in
your user program. If your user program writes a value to an output used as a pulse
generator, the CPU does not write that value to the physical output.
Table 9- 22 Maximum number of controllable drives
Type of CPU No SB installed With an SB
(2 x DC outputs)
With an SB
(4 x DC outputs)
DC/DC/DC 2 2 2
AC/DC/RLY 0 1 2
CPU 1211C
DC/DC/RLY 0 1 2
DC/DC/DC 2 2 2
AC/DC/RLY 0 1 2
CPU 1212C
DC/DC/RLY 0 1 2
DC/DC/DC 2 2 2
AC/DC/RLY 0 1 2
CPU 1214C
DC/DC/RLY 0 1 2
DC/DC/DC 4 4 4
AC/DC/RLY 0 1 2
CPU 1215C
DC/DC/RLY 0 1 2

Technology instructions
9.3 Motion control
S7-1200 Programmable controller
368 System Manual, 04/2012, A5E02486680-06
Table 9- 23 Limit frequencies of pulse outputs
Pulse output Frequency
2 PTO: 2 Hz ≤ f ≤ 100 KHz Onboard
2 PTO: 2 Hz ≤ f ≤ 20 KHz
Standard SB 2 Hz ≤ f ≤ 20 KHz
High-speed (200 KHz) SBs MC V2 instructions: 2 Hz ≤ f ≤ 200 KHz
MC V1 instructions: 2 Hz ≤ f ≤ 100 KHz 1
1 MC V1 instructions support a maximum frequency of 100 KHz.
NOTICE
The maximum pulse frequency of the pulse output generators is 100 KHz for the digital
outputs of the CPU, 20 KHz for the digital outputs of the standard SB, and 200 KHz for the
digital outputs of the high-speed SBs (or 100 KHz for MC V1 instructions).
Configuring a pulse generator
1. Add a Technological object:

Technology instructions
9.3 Motion control
S7-1200 Programmable controller
System Manual, 04/2012, A5E02486680-06 369
– In the Project tree, expand the node "Technological Objects" and select "Add new
object".
– Select the "Axis" icon (rename if required) and click "OK" to open the configuration
editor for the axis object.
– Display the "Select PTO for Axis Control" properties under the "Basic parameters" and
select the desired pulse. Note the two Q outputs assigned for pulse and direction.
Note
If the PTO has not been previously configured in the CPU Properties, the PTO is
configured to use one of the onboard outputs.
If you use an output signal board, then select the "Device configuration" button to go
to the CPU Properties. Under "Parameter assignment", in the "Pulse options",
configure the output source to a signal board output. "Pulse_1" and "Pulse_3"are the
only pulse outputs available on the signal board.
– Configure the remaining Basic and Extended parameters.
2. Program your application: Insert the MC_Power instruction in a code block.
– For the Axis input, select the axis technology object that you created and configured.
– Setting the Enable input to TRUE allows the other motion instructions to function.
– Setting the Enable input FALSE cancels the other motion instructions.
Note
Include only one MC_Power instruction per axis.
3. Insert the other motion instructions to produce the required motion.
Note
Configuring a pulse generator to signal board outputs: Select the "Pulse generators
(PTO/PWM)" properties for a CPU (in Device configuration) and enable a pulse generator.
Two pulse generators are available for each S7-1200 CPU V1.0, V2.0, V2.1, and V2.2.
S7-1200 CPU V3.0 CPUs have four pulse generators available. In this same configuration
area under "Pulse options", select Pulse generator used as: "PTO".
Note
The CPU calculates motion tasks in "slices" or segments of 10 ms. As one slice is being
executed, the next slice is waiting in the queue to be executed. If you interrupt the motion
task on an axis (by executing another new motion task for that axis), the new motion task
may not be executed for a maximum of 20 ms (the remainder of the current slice plus the
queued slice).

Technology instructions
9.3 Motion control
S7-1200 Programmable controller
370 System Manual, 04/2012, A5E02486680-06
9.3.1 Configuring the axis
STEP 7 provides the configuration tools, the commissioning tools, and the diagnostic tools
for the "Axis" technological object.
① Drive ④ Commissioning
② Technological object ⑤ Diagnostics
③ Configuration
Note
The PTO requires the internal functionality of a high-speed counter (HSC). This means the
corresponding high-speed counter cannot be used elsewhere.
The assignment between PTO and HSC is fixed. When PTO1 is activated, it will be
connected to HSC1. If PTO2 is activated, it will be connected to HSC2. This is only true for
S7-1200 V1.0, V2.0, V2.1, and V2.2 CPUs. S7-1200 V3.0 CPUs do not have this restriction.
You cannot monitor the current value (for example, in ID 1000) when pulses are occurring.
Table 9- 24 STEP 7 tools for motion control
Tool Description
Configuration Configures the following properties of the "Axis" technology object:
Selection of the PTO to be used and configuration of the drive interface
Properties of the mechanics and the transmission ratio of the drive (or machine or system)
Properties for position limits, dynamics, and homing
Save the configuration in the data block of the technology object.
Commissioning Tests the function of your axis without having to create a user program. When the tool is started,
the control panel will be displayed. The following commands are available on the control panel:
Enable and disable axis
Move axis in jog mode
Position axis in absolute and relative terms
Home axis
Acknowledge errors
The velocity and the acceleration / deceleration can be specified for the motion commands. The
control panel also shows the current axis status.
Diagnostics Monitors of the current status and error information for the axis and drive.

Technology instructions
9.3 Motion control
S7-1200 Programmable controller
System Manual, 04/2012, A5E02486680-06 371
After you create the technological object for the
axis, you configure the axis by defining the basic
parameters, such as the PTO and the configuration
of the drive interface. You also configure the other
properties of the axis, such as position limits,
dynamics, and homing.
NOTICE
You may have to adapt the values of the input parameters of motion control instructions to
the new dimension unit in the user program.
Configure the properties for the drive signals, drive
mechanics, and position monitoring (hardware and
software limit switches).
You configure the motion dynamics and the
behavior of the emergency stop command.

Technology instructions
9.3 Motion control
S7-1200 Programmable controller
372 System Manual, 04/2012, A5E02486680-06
You also configure the homing behavior (passive and active).
Use the "Commissioning" control panel to test the functionality independently from your user
program.
Click the "Startup" icon to commission the axis.
The control panel shows the current status of the axis. Not only can you enable and disable
the axis, but you can also test the positioning of the axis (both in absolute and relative terms)
and can specify the velocity, acceleration and deceleration. You can also test the homing
and jogging tasks. The control panel also allows you to acknowledge errors.
9.3.2 Configuring the TO_CommandTable_PTO
You can configure a CommandTable instruction using the Technological objects.
Adding a Technological object
1. In the Project tree, expand the node "Technological Objects" and select "Add new object".

Technology instructions
9.3 Motion control
S7-1200 Programmable controller
System Manual, 04/2012, A5E02486680-06 373
2. Select the "CommandTable" icon (rename if required), and click "OK" to open the
configuration editor for the CommandTable object.
Planning the steps for your application
You can create the desired movement sequence in the "Command Table" configuration
window, and check the result against the graphic view in the trend diagram.
You can select the command types that are to be used for processing the command table.
Up to 32 steps can be entered. The commands are processed in sequence, easily producing
a complex motion profile.
Table 9- 25 MC_CommandTable command types
Command type Description
Empty The empty serves as a placeholder for any commands to be added. The empty entry is
ignored when the command table is processed
Halt Pause axis.
Note: The command only takes place after a "Velocity setpoint" command.
Positioning Relative Positions the axis based upon distance. The command moves the axis by the given
distance and velocity.
Positioning Absolute Positions the axis based upon location. The command moves the axis to the given
location, using the velocity specified.
Velocity setpoint Moves the axis at the given velocity.
Wait Waits until the given period is over. "Wait" does not stop an active traversing motion.
Separator Adds a "Separator" line above the selected line. The separator line allows more than one
profile to be defined in a single command table.
In the figure below, "Command complete" is used as the transition to the next step. This type
of transition allows your device to decelerate to the start/stop speed and then accelerate
once again at the start of the next step.

Technology instructions
9.3 Motion control
S7-1200 Programmable controller
374 System Manual, 04/2012, A5E02486680-06
①Axis decelerates to the start/stop speed between steps.
In the figure below, "Blending motion" is used as the transition to the next step. This type of
transition allows your device to maintain its velocity into the start of the next step, resulting in
a smooth transition for the device from one step to the next. Using blending can shorten the
total time required for a profile to execute completely. Without blending, the example takes
seven seconds to run. With blending, the execution time is reduced by one second to a total
of six seconds.
①Axis continues to move and accelerates or decelerates to the next step velocity, saving time and
mechanical wear.

Technology instructions
9.3 Motion control
S7-1200 Programmable controller
System Manual, 04/2012, A5E02486680-06 375
The operation of your CommandTable is controlled by an MC_CommandTable instruction,
as shown below:
9.3.3 Motion control instructions
Note
The CPU calculates motion tasks in "slices" or segments of 10 ms. As one slice is being
executed, the next slice is waiting in the queue to be executed. If you interrupt the motion
task on an axis (by executing another new motion task for that axis), the new motion task
may not be executed for a maximum of 20 ms (the remainder of the current slice plus the
queued slice).
9.3.3.1 MC_Power instruction
NOTICE
If the axis is switched off due to an error, it will be enabled again automatically after the
error has been eliminated and acknowledged. This requires that the Enable input
parameter has retained the value TRUE during this process.

Technology instructions
9.3 Motion control
S7-1200 Programmable controller
376 System Manual, 04/2012, A5E02486680-06
Table 9- 26 MC_Power instruction
LAD / FBD SCL Description
"MC_Power_DB"(
Axis:=_multi_fb_in_,
Enable:=_bool_in_,
StopMode:=_int_in_,
Status=>_bool_out_,
Busy=>_bool_out_,
Error=>_bool_out_,
ErrorID=>_word_out_,
ErrorInfo=>_word_out_);
The MC_Power motion control instruction enables
or disables an axis. Before you can enable or
disable the axis, ensure the following conditions:
The technology object has been configured
correctly.
There is no pending enable-inhibiting error.
The execution of MC_Power cannot be aborted by
a motion control task. Disabling the axis (input
parameter Enable = FALSE ) aborts all motion
control tasks for the associated technology object.
1 STEP 7 automatically creates the DB when you insert the instruction.
2 In the SCL example, "MC_Power_DB" is the name of the instance DB.
Table 9- 27 Parameters for the MC_Power instruction
Parameter and type Data type Description
Axis IN TO_Axis_1 Axis technology object
Enable IN Bool FALSE (default): All active tasks are aborted according to the
parameterized "StopMode" and the axis is stopped.
TRUE: Motion Control attempts to enable the axis.
StopMode IN Int 0: Emergency stop: If a request to disable the axis is pending, the
axis brakes at the configured emergency deceleration. The axis is
disabled after reaching standstill.
1: Immediate stop: If a request to disable the axis is pending, this
axis is disabled without deceleration. Pulse output is stopped
immediately.
2: Emergency stop with jerk control: If a request to disable the axis is
pending, the axis brakes at the configured emergency stop
deceleration. If the jerk control is activated, the configured jerk is
taken into account. The axis is disabled after reaching standstill.
Status OUT Bool Status of axis enable:
FALSE: The axis is disabled:
– The axis does not execute motion control tasks and does not
accept any new tasks (exception: MC_Reset task).
– The axis is not homed.
– Upon disabling, the status does not change to FALSE until the
axis reaches a standstill.
TRUE: The axis is enabled:
– The axis is ready to execute motion control tasks.
– Upon axis enabling, the status does not change to TRUE until
the signal "Drive ready" is pending. If the "Drive ready" drive
interface was not configured in the axis configuration, the status
changes to TRUE immediately.

Technology instructions
9.3 Motion control
S7-1200 Programmable controller
System Manual, 04/2012, A5E02486680-06 377
Parameter and type Data type Description
Busy OUT Bool FALSE: MC_Power is not active.
TRUE: MC_Power is active.
Error OUT Bool FALSE: No error
TRUE: An error has occurred in motion control instruction "MC_Power"
or in the associated technology object. The cause of the error can be
found in parameters "ErrorID" and "ErrorInfo".
ErrorID OUT Word Error ID for parameter "Error""
ErrorInfo OUT Word Error info ID for parameter "ErrorID"
0&B3RZHU
$[LV
(QDEOH
6WDWXV
%XV\
(UURU
(UURU,'
(UURU,QIR
6WRS0RGH
$[LVB
(QDB
6WDWXVB
%XV\B
(UURUB
$[LV
([HFXWH
'RQH
%XV\
(UURU
(UURU,'
(UURU,QIR
$[LVB
([HB
'RQHB
%XV\B
0&B5HVHW
W
W
W
W
W
W
W
W
W
0&B3RZHU
0&B5HVHW
(QDB
([HB
6WDWXVB
%XV\B
'RQHB
%XV\B
(UURUB
'ULYH(QDEOHG
'ULYH5HDG\
'ULYH,QWHUIDFH
① An axis is enabled and then disabled again. After the drive has signaled "Drive ready" back to the CPU, the
successful enable can be read out via "Status_1".
② Following an axis enable, an error has occurred that caused the axis to be disabled. The error is eliminated and
acknowledged with "MC_Reset". The axis is then enabled again.
To enable an axis with configured drive interface, follow these steps:
1. Check the requirements indicated above.
2. Initialize input parameter "StopMode" with the desired value. Set input parameter
"Enable" to TRUE.
The enable output for "Drive enabled" changes to TRUE to enable the power to the drive.
The CPU waits for the "Drive ready" signal of the drive.
When the "Drive ready" signal is available at the configured ready input of the CPU, the
axis becomes enabled. Output parameter "Status" and technology object tag <Axis
name>.StatusBits.Enable indicates the value TRUE.
To enable an axis without configured drive interface, follow these steps:
1. Check the requirements indicated above.
2. Initialize input parameter "StopMode" with the desired value. Set input parameter
"Enable" to TRUE. The axis is enabled. Output parameter "Status" and technology object
tag <Axis name>.StatusBits.Enable indicate the value TRUE.

Technology instructions
9.3 Motion control
S7-1200 Programmable controller
378 System Manual, 04/2012, A5E02486680-06
To disable an axis, follow these steps:
1. Bring the axis to a standstill.
You can identify when the axis is at a standstill in technology object tag <Axis
name>.StatusBits.StandStill.
2. Set input parameter "Enable" to FALSE after standstill is reached.
3. If output parameters "Busy" and "Status" and technology object tag <Axis
name>.StatusBits.Enable indicate the value FALSE, disabling of the axis is complete.
9.3.3.2 MC_Reset instruction
Table 9- 28 MC_Reset instruction
LAD / FBD SCL Description
"MC_Reset_DB"(
Axis:=_multi_fb_in_,
Execute:=_bool_in_,
Restart:=_bool_in_,
Done=>_bool_out_,
Busy=>_bool_out_,
Error=>_bool_out_,
ErrorID=>_word_out_,
ErrorInfo=>_word_out_);
Use the MC_Reset instruction to acknowledge
"Operating error with axis stop" and
"Configuration error". The errors that require
acknowledgement can be found in the "List of
ErrorIDs and ErrorInfos" under "Remedy".
Before using the MC_Reset instruction, you
must have eliminated the cause of a pending
configuration error requiring acknowledgement
(for example, by changing an invalid
acceleration value in "Axis" technology object
to a valid value).
As of V3.0 and later, the Restart command
allows the axis configuration to be downloaded
to the work memory in the RUN operating
mode.
1 STEP 7 automatically creates the DB when you insert the instruction.
2 In the SCL example, "MC_Reset_DB" is the name of the instance DB.
The MC_Reset task cannot be aborted by any other motion control task. The new MC_Reset
task does not abort any other active motion control tasks.
Table 9- 29 Parameters of the MC_Reset instruction
Parameter and type Data type Description
Axis IN TO_Axis_1 Axis technology object
Execute IN Bool Start of the task with a positive edge
TRUE = Download the axis configuration from the load memory to the
work memory. The command can only be executed when the axis is
disabled.
Restart IN Bool
FALSE = Acknowledges pending errors
Done OUT Bool TRUE = Error has been acknowledged.
Busy OUT Bool TRUE = The task is being executed.

Technology instructions
9.3 Motion control
S7-1200 Programmable controller
System Manual, 04/2012, A5E02486680-06 379
Parameter and type Data type Description
Error OUT Bool TRUE = An error has occurred during execution of the task. The
cause of the error can be found in parameters "ErrorID" and
"ErrorInfo".
ErrorID OUTP Word Error ID for parameter "Error""
ErrorInfo OUT Word Error info ID for parameter "ErrorID"
To acknowledge an error with MC_Reset, follow these steps:
1. Check the requirements indicated above.
2. Start the acknowledgement of the error with a rising edge at the Execute input parameter.
3. The error has been acknowledged when Done equals TRUE and the technology object
tag <Axis name>.StatusBits.Error equals FALSE.
9.3.3.3 MC_Home instruction
Table 9- 30 MC_Home instruction
LAD / FBD SCL Description
"MC_Home_DB"(
Axis:=_multi_fb_in_,
Execute:=_bool_in_,
Position:=_real_in_,
Mode:=_int_in_,
Done=>_bool_out_,
Busy=>_bool_out_,
CommandAborted=>_bool_out_,
Error=>_bool_out_,
ErrorID=>_word_out_,
ErrorInfo=>_word_out_);
Use the MC_Home instruction to match
the axis coordinates to the real, physical
drive position. Homing is required for
absolute positioning of the axis:
In order to use the MC_Home instruction,
the axis must first be enabled.
1 STEP 7 automatically creates the DB when you insert the instruction.
2 In the SCL example, "MC_Home_DB" is the name of the instance DB.
The following types of homing are available:
● Direct homing absolute (Mode = 0): The current axis position is set to the value of
parameter "Position".
● Direct homing relative (Mode = 1): The current axis position is offset by the value of
parameter "Position".
● Passive homing (Mode = 2): During passive homing, the MC_Home instruction does not
carry out any homing motion. The traversing motion required for this step must be
implemented by the user via other motion control instructions. When the reference point
switch is detected, the axis is homed.
● Active homing (Mode = 3): The homing procedure is executed automatically.

Technology instructions
9.3 Motion control
S7-1200 Programmable controller
380 System Manual, 04/2012, A5E02486680-06
Table 9- 31 Parameters for the MC_Home instruction
Parameter and type Data type Description
Axis IN TO_Axis_PTO Axis technology object
Execute IN Bool Start of the task with a positive edge
Position IN Real Mode = 0, 2, and 3 (Absolute position of axis after
completion of the homing operation)
Mode = 1 (Correction value for the current axis position)
Limit values: -1.0e12 ≤ Position ≤ 1.0e12
Mode IN Int Homing mode
0: Direct homing absolute
New axis position is the position value of parameter
"Position".
1: Direct homing relative
New axis position is the current axis position + position
value of parameter "Position".
2: Passive homing
Homing according to the axis configuration. Following
homing, the value of parameter "Position" is set as the
new axis position.
3: Active homing
Reference point approach in accordance with the axis
configuration. Following homing, the value of parameter
"Position" is set as the new axis position.
Done OUT Bool TRUE = Task completed
Busy OUT Bool TRUE = The task is being executed.
CommandAborted OUT Bool TRUE = During execution the task was aborted by another
task.
Error OUT Bool TRUE = An error has occurred during execution of the task.
The cause of the error can be found in parameters "ErrorID"
and "ErrorInfo".
ErrorID OUT Word Error ID for parameter "Error""
ErrorInfo OUT Word Error info ID for parameter "ErrorID"
Note
Axis homing is lost under the following conditions
Disabling of axis by the MC_Power instruction
Switchover between automatic control and manual control
Upon start of active homing (After successful completion of the homing operation, axis
homing is available again.)
After power-cycling the CPU
After CPU restart (RUN-to-STOP or STOP-to-RUN)

Technology instructions
9.3 Motion control
S7-1200 Programmable controller
System Manual, 04/2012, A5E02486680-06 381
To home the axis, follow these steps:
1. Check the requirements indicated above.
2. Initialize the necessary input parameters with values, and start the homing operation with
a rising edge at input parameter "Execute".
3. If output parameter "Done" and technology object tag <Axis
name>.StatusBits.HomingDone indicate the value TRUE, homing is complete.
Table 9- 32 Override response
Mode Description
0 or 1 The MC_Home task cannot be aborted by any other motion control task. The new MC_Home task does not
abort any active motion control tasks. Position-related motion tasks are resumed after homing according to
the new homing position (value at the Position input parameter).
2 The MC_Home task can be aborted by the following motion control tasks:
MC_Home task Mode = 2, 3: The new MC_Home task aborts the following active motion control task.
MC_Home task Mode = 2: Position-related motion tasks are resumed after homing according to the new
homing position (value at the Position input parameter).
3 The MC_Home task can be aborted by the following
motion control tasks:
MC_Home Mode = 3
MC_Halt
MC_MoveAbsolute
MC_MoveRelative
MC_MoveVelocity
MC_MoveJog
The new MC_Home task aborts the following active
motion control tasks:
MC_Home Mode = 2, 3
MC_Halt
MC_MoveAbsolute
MC_MoveRelative
MC_MoveVelocity
MC_MoveJog
9.3.3.4 MC_Halt instruction
Table 9- 33 MC_Halt instruction
LAD / FBD SCL Description
"MC_Halt_DB"(
Axis:=_multi_fb_in_,
Execute:=_bool_in_,
Done=>_bool_out_,
Busy=>_bool_out_,
CommandAborted=>_bool_out_,
Error=>_bool_out_,
ErrorID=>_word_out_,
ErrorInfo=>_word_out_);
Use the MC_Halt instruction to stop all
motion and to brings the axis to a stand-
still. The stand-still position is not defined.
In order to use the MC_Halt instruction,
the axis must first be enabled.
1 STEP 7 automatically creates the DB when you insert the instruction.
2 In the SCL example, "MC_Halt_DB" is the name of the instance DB.

Technology instructions
9.3 Motion control
S7-1200 Programmable controller
382 System Manual, 04/2012, A5E02486680-06
Table 9- 34 Parameters for the MC_Halt instruction
Parameter and type Data type Description
Axis IN TO_Axis_1 Axis technology object
Execute IN Bool Start of the task with a positive edge
Done OUT Bool TRUE = Zero velocity reached
Busy OUT Bool TRUE = The task is being executed.
CommandAborted OUT Bool TRUE = During execution the task was aborted by another
task.
Error OUT Bool TRUE = An error has occurred during execution of the task.
The cause of the error can be found in parameters "ErrorID"
and "ErrorInfo".
ErrorID OUT Word Error ID for parameter "Error"
ErrorInfo OUT Word Error info ID for parameter "ErrorID"
$[LV
([HFXWH
9HORFLW\
'LUHFWLRQ
,Q9HORFLW\
%XV\
&RPPDQG$ERUWHG
(UURU
(UURU,'
(UURU,QIR
&XUUHQW
0&B
0RYH9HORFLW\
$[LVB
([HB
,Q9HOB
$ERUWB
%XV\B
$[LV
([HFXWH
'RQH
%XV\
&RPPDQG$ERUWHG
(UURU
(UURU,'
(UURU,QIR
$[LVB
([HB
'RQHB
$ERUWB
0&B+DOW
%XV\B
W
W
W
W
W
W
W
W
W
9HORFLW\
0&B+DOW
([HB
([HB
,Q9HOB
$ERUWB
'RQHB
9HORFLW\
$[LVB
$ERUWB
%XV\B
%XV\B
The following values were configured in the "Dynamics > General" configuration window: Acceleration = 10.0 and
Deceleration = 5.0
① The axis is braked by an MC_Halt task until it comes to a standstill. The axis standstill is signaled via "Done_2".
② While an MC_Halt task is braking the axis, this task is aborted by another motion task. The abort is signaled via
"Abort_2".

Technology instructions
9.3 Motion control
S7-1200 Programmable controller
System Manual, 04/2012, A5E02486680-06 383
Override response
The MC_Halt task can be aborted by the
following motion control tasks:
MC_Home Mode = 3
MC_Halt
MC_MoveAbsolute
MC_MoveRelative
MC_MoveVelocity
MC_MoveJog
The new MC_Halt task aborts the following
active motion control tasks:
MC_Home Mode = 3
MC_Halt
MC_MoveAbsolute
MC_MoveRelative
MC_MoveVelocity
MC_MoveJog
9.3.3.5 MC_MoveAbsolute instruction
Table 9- 35 MC_MoveAbsolute instruction
LAD / FBD SCL Description
"MC_MoveAbsolute_DB"(
Axis:=_multi_fb_in_,
Execute:=_bool_in_,
Position:=_real_in_,
Velocity:=_real_in_,
Done=>_bool_out_,
Busy=>_bool_out_,
CommandAborted=>_bool_out_,
Error=>_bool_out_,
ErrorID=>_word_out_,
ErrorInfo=>_word_out_);
Use the MC_MoveAbsolute
instruction to start a positioning
motion of the axis to an absolute
position.
In order to use the
MC_MoveAbsolute instruction, the
axis must first be enabled and also
must be homed.
1 STEP 7 automatically creates the DB when you insert the instruction.
2 In the SCL example, "MC_MoveAbsolute_DB" is the name of the instance DB.
Table 9- 36 Parameters for the MC_MoveAbsolute instruction
Parameter and type Data type Description
Axis IN TO_Axis_1 Axis technology object
Execute IN Bool Start of the task with a positive edge (Default value: False)
Position IN Real Absolute target position (Default value: 0.0)
Limit values: -1.0e12 ≤ Position ≤ 1.0e12
Velocity IN Real Velocity of axis (Default value: 10.0)
This velocity is not always reached because of the configured
acceleration and deceleration and the target position to be
approached.
Limit values: Start/stop velocity ≤ Velocity ≤ maximum velocity
Done OUT Bool TRUE = Absolute target position reached
Busy OUT Bool TRUE = The task is being executed.

Technology instructions
9.3 Motion control
S7-1200 Programmable controller
384 System Manual, 04/2012, A5E02486680-06
Parameter and type Data type Description
CommandAborted OUT Bool TRUE = During execution the task was aborted by another task.
Error OUT Bool TRUE = An error has occurred during execution of the task. The
cause of the error can be found in parameters "ErrorID" and
"ErrorInfo".
ErrorID OUT Word Error ID for parameter "Error" (Default value: 0000)
ErrorInfo OUT Word Error info ID for parameter "ErrorID" (Default value: 0000)
0&B0RYH$EVROXWH
$[LV
([HFXWH
3RVLWLRQ
9HORFLW\
$[LVB
([HB
'RQH
%XV\
&RPPDQG$ERUWHG
(UURU
(UURU,'
(UURU,QIR
'RQHB
$ERUWB
%XV\B
$[LV
([HFXWH
3RVLWLRQ
9HORFLW\
'RQH
%XV\
&RPPDQG$ERUWHG
(UURU
(UURU,'
(UURU,QIR
$[LVB
([HB
'RQHB
0&B0RYH$EVROXWH
%XV\B
W
W
W
W
W
W
W
W
W
0RYH
([HB
([HB
'RQHB
$ERUWB
'RQHB
9HORFLW\
$[LVB
3RVLWLRQ
$[LVB
%XV\B
%XV\B
0RYH
The following values were configured in the "Dynamics > General" configuration window: Acceleration = 10.0 and
Deceleration = 10.0
① An axis is moved to absolute position 1000.0 with a MC_MoveAbsolute task. When the axis reaches the target
position, this is signaled via "Done_1". When "Done_1" = TRUE, another MC_MoveAbsolute task, with target
position 1500.0, is started. Because of the response times (e.g., cycle time of user program, etc.), the axis comes
to a standstill briefly (see zoomed-in detail). When the axis reaches the new target position, this is signaled via
"Done_2".
② An active MC_MoveAbsolute task is aborted by another MC_MoveAbsolute task. The abort is signaled via
"Abort_1". The axis is then moved at the new velocity to the new target position 1500.0. When the new target
position is reached, this is signaled via "Done_2".

Technology instructions
9.3 Motion control
S7-1200 Programmable controller
System Manual, 04/2012, A5E02486680-06 385
Override response
The MC_MoveAbsolute task can be
aborted by the following motion control
tasks:
MC_Home Mode = 3
MC_Halt
MC_MoveAbsolute
MC_MoveRelative
MC_MoveVelocity
MC_MoveJog
The new MC_MoveAbsolute task aborts
the following active motion control tasks:
MC_Home Mode = 3
MC_Halt
MC_MoveAbsolute
MC_MoveRelative
MC_MoveVelocity
MC_MoveJog
9.3.3.6 MC_MoveRelative instruction
Table 9- 37 MC_MoveRelative instruction
LAD / FBD SCL Description
"MC_MoveRelative_DB"(
Axis:=_multi_fb_in_,
Execute:=_bool_in_,
Distance:=_real_in_,
Velocity:=_real_in_,
Done=>_bool_out_,
Busy=>_bool_out_,
CommandAborted=>_bool_out_,
Error=>_bool_out_,
ErrorID=>_word_out_,
ErrorInfo=>_word_out_);
Use the MC_MoveRelative
instruction to start a positioning
motion relative to the start position.
In order to use the
MC_MoveRelative instruction, the
axis must first be enabled.
1 STEP 7 automatically creates the DB when you insert the instruction.
2 In the SCL example, "MC_MoveRelative_DB" is the name of the instance DB.
Table 9- 38 Parameters for the MC_MoveRelative instruction
Parameter and type Data type Description
Axis IN TO_Axis_1 Axis technology object
Execute IN Bool Start of the task with a positive edge (Default value: False)
Distance IN Real Travel distance for the positioning operation (Default value: 0.0)
Limit values: -1.0e12 ≤ Distance ≤ 1.0e12
Velocity IN Real Velocity of axis (Default value: 10.0)
This velocity is not always reached on account of the configured
acceleration and deceleration and the distance to be traveled.
Limit values: Start/stop velocity ≤ Velocity ≤ maximum velocity
Done OUT Bool TRUE = Target position reached
Busy OUT Bool TRUE = The task is being executed.

Technology instructions
9.3 Motion control
S7-1200 Programmable controller
386 System Manual, 04/2012, A5E02486680-06
Parameter and type Data type Description
CommandAborted OUT Bool TRUE = During execution the task was aborted by another task.
Error OUT Bool TRUE = An error has occurred during execution of the task. The
cause of the error can be found in parameters "ErrorID" and
"ErrorInfo".
ErrorID OUT Word Error ID for parameter "Error" (Default value: 0000)
ErrorInfo OUT Word Error info ID for parameter "ErrorID" (Default value: 0000)
0&B0RYH5HODWLYH
$[LV
([HFXWH
'LVWDQFH
9HORFLW\
'RQH
%XV\
&RPPDQG$ERUWHG
(UURU
(UURU,'
(UURU,QIR
$[LVB
([HB
'RQHB
$ERUWB
%XV\B
0&B0RYH5HODWLYH
$[LV
([HFXWH
'LVWDQFH
9HORFLW\
'RQH
%XV\
&RPPDQG$ERUWHG
(UURU
(UURU,'
(UURU,QIR
$[LVB
([HB
'RQHB
%XV\B
W
W
W
W
W
W
W
W
W
0RYH
0RYH
([HB
([HB
'RQHB
$ERUWB
'RQHB
9HORFLW\
$[LVB
3RVLWLRQ
$[LVB
%XV\B
%XV\B
The following values were configured in the "Dynamics > General" configuration window: Acceleration = 10.0 and
Deceleration = 10.0
① The axis is moved by an MC_MoveRelative task by the distance ("Distance") 1000.0. When the axis reaches the
target position, this is signaled via "Done_1". When "Done_1" = TRUE, another MC_MoveRelative task, with travel
distance 500.0, is started. Because of the response times (for example, cycle time of user program), the axis
comes to a standstill briefly (see zoomed-in detail). When the axis reaches the new target position, this is signaled
via "Done_2".
② An active MC_MoveRelative task is aborted by another MC_MoveRelative task. The abort is signaled via
"Abort_1". The axis is then moved at the new velocity by the new distance ("Distance") 500.0. When the new target
position is reached, this is signaled via "Done_2".

Technology instructions
9.3 Motion control
S7-1200 Programmable controller
System Manual, 04/2012, A5E02486680-06 387
Override response
The MC_MoveRelative task can be aborted
by the following motion control tasks:
MC_Home Mode = 3
MC_Halt
MC_MoveAbsolute
MC_MoveRelative
MC_MoveVelocity
MC_MoveJog
The new MC_MoveRelative task aborts the
following active motion control tasks:
MC_Home Mode = 3
MC_Halt
MC_MoveAbsolute
MC_MoveRelative
MC_MoveVelocity
MC_MoveJog
9.3.3.7 MC_MoveVelocity instruction
Table 9- 39 MC_MoveVelocity instruction
LAD / FBD SCL Description
"MC_MoveVelocity_DB"(
Axis:=_multi_fb_in_,
Execute:=_bool_in_,
Velocity:=_real_in_,
Direction:=_int_in_,
Current:=_bool_in_,
InVelocity=>_bool_out_,
Busy=>_bool_out_,
CommandAborted=>_bool_out_,
Error=>_bool_out_,
ErrorID=>_word_out_,
ErrorInfo=>_word_out_);
Use the MC_MoveVelocity
instruction to move the axis
constantly at the specified velocity.
In order to use the
MC_MoveVelocity instruction, the
axis must first be enabled.
1 STEP 7 automatically creates the DB when you insert the instruction.
2 In the SCL example, "MC_MoveVelocity_DB" is the name of the instance DB.
Table 9- 40 Parameters for the MC_MoveVelocity instruction
Parameter and type Data type Description
Axis IN TO_Axis_1 Axis technology object
Execute IN Bool Start of the task with a positive edge (Default value: False)
Velocity IN Real Velocity specification for axis motion (Default value: 10.0)
Limit values: Start/stop velocity ≤ |Velocity| ≤ maximum velocity
(Velocity = 0.0 is allowed)

Technology instructions
9.3 Motion control
S7-1200 Programmable controller
388 System Manual, 04/2012, A5E02486680-06
Parameter and type Data type Description
Direction IN Int Direction specification:
0: Direction of rotation corresponds to the sign of the value in
parameter "Velocity" (Default value)
1: Positive direction of rotation (The sign of the value in
parameter "Velocity" is ignored.)
2: Negative direction of rotation (The sign of the value in
parameter "Velocity" is ignored.)
Current IN Bool Maintain current velocity:
FALSE: "Maintain current velocity" is deactivated. The values
of parameters "Velocity" and "Direction" are used. (Default
value)
TRUE: "Maintain current velocity" is activated. The values in
parameters "Velocity" and "Direction" are not taken into
account.
When the axis resumes motion at the current velocity, the
"InVelocity" parameter returns the value TRUE
.
InVelocity OUT Bool TRUE:
If "Current" = FALSE: The velocity specified in parameter
"Velocity" was reached.
If "Current" = TRUE: The axis travels at the current velocity at
the start time.
Busy OUT Bool TRUE = The task is being executed.
CommandAborted OUT Bool TRUE = During execution the task was aborted by another task.
Error OUT Bool TRUE = An error has occurred during execution of the task. The
cause of the error can be found in parameters "ErrorID" and
"ErrorInfo".
ErrorID OUT Word Error ID for parameter "Error" (Default value: 0000)
ErrorInfo OUT Word Error info ID for parameter "ErrorID" (Default value: 0000)

Technology instructions
9.3 Motion control
S7-1200 Programmable controller
System Manual, 04/2012, A5E02486680-06 389
$[LV
([HFXWH
9HORFLW\
'LUHFWLRQ
,Q9HORFLW\
%XV\
&RPPDQG$ERUWHG
(UURU
(UURU,'
(UURU,QIR
&XUUHQW
$[LVB
([HB
,Q9HOB
$ERUWB
0&B0RYH9HORFLW\
%XV\B
$[LV
([HFXWH
9HORFLW\
'LUHFWLRQ
,Q9HORFLW\
%XV\
&RPPDQG$ERUWHG
(UURU
(UURU,'
(UURU,QIR
&XUUHQW
$[LVB
([HB
,Q9HOB
0&B0RYH9HORFLW\
%XV\B
W
W
W
W
W
W
W
W
0RYH
0RYH
([HB
([HB
,Q9HOB
$ERUWB
,Q9HOB
9HORFLW\
$[LVB
%XV\B
%XV\B
The following values were configured in the "Dynamics > General" configuration window: Acceleration = 10.0 and
Deceleration = 10.0
① An active MC_MoveVelocity task signals via "InVel_1" that its target velocity has been reached. It is then aborted
by another MC_MoveVelocity task. The abort is signaled via "Abort_1". When the new target velocity 15.0 is
reached, this is signaled via "InVel_2". The axis then continues moving at the new constant velocity.
② An active MC_MoveVelocity task is aborted by another MC_MoveVelocity task prior to reaching its target velocity.
The abort is signaled via "Abort_1". When the new target velocity 15.0 is reached, this is signaled via "InVel_2".
The axis then continues moving at the new constant velocity.
Override response
The MC_MoveVelocity task can be aborted
by the following motion control tasks:
MC_Home Mode = 3
MC_Halt
MC_MoveAbsolute
MC_MoveRelative
MC_MoveVelocity
MC_MoveJog
The new MC_MoveVelocity task aborts the
following active motion control tasks:
MC_Home Mode = 3
MC_Halt
MC_MoveAbsolute
MC_MoveRelative
MC_MoveVelocity
MC_MoveJog

Technology instructions
9.3 Motion control
S7-1200 Programmable controller
390 System Manual, 04/2012, A5E02486680-06
Note
Behavior with zero set velocity (Velocity = 0.0)
An MC_MoveVelocity task with "Velocity" = 0.0 (such as an MC_Halt task) aborts active
motion tasks and stops the axis with the configured deceleration. When the axis comes to a
standstill, output parameter "InVelocity" indicates TRUE for at least one program cycle.
"Busy" indicates the value TRUE during the deceleration operation and changes to FALSE
together with "InVelocity". If parameter "Execute" = TRUE is set, "InVelocity" and "Busy" are
latched.
When the MC_MoveVelocity task is started, status bit "SpeedCommand" is set in the
technology object. Status bit "ConstantVelocity" is set upon axis standstill. Both bits are
adapted to the new situation when a new motion task is started.
9.3.3.8 MC_MoveJog instruction
Table 9- 41 MC_MoveJog instruction
LAD / FBD SCL Description
"MC_MoveJog_DB"(
Axis:=_multi_fb_in_,
JogForward:=_bool_in_,
JogBackward:=_bool_in_,
Velocity:=_real_in_,
InVelocity=>_bool_out_,
Busy=>_bool_out_,
CommandAborted=>_bool_out_,
Error=>_bool_out_,
ErrorID=>_word_out_,
ErrorInfo=>_word_out_);
Use the MC_MoveJog instruction to move
the axis constantly at the specified
velocity in jog mode. This instruction is
typically used for testing and
commissioning purposes.
In order to use the MC_MoveJog
instruction, the axis must first be enabled.
1 STEP 7 automatically creates the DB when you insert the instruction.
2 In the SCL example, "MC_MoveJog_DB" is the name of the instance DB.
Table 9- 42 Parameters for the MC_MoveJog instruction
Parameter and type Data type Description
Axis IN TO_Axis_1 Axis technology object
JogForward1 IN Bool As long as the parameter is TRUE, the axis moves in the positive
direction at the velocity specified in parameter "Velocity". The sign of
the value in parameter "Velocity" is ignored. (Default value: False)
JogBackward1 IN Bool As long as the parameter is TRUE, the axis moves in the negative
direction at the velocity specified in parameter "Velocity". The sign of
the value in parameter "Velocity" is ignored. (Default value: False)
Velocity IN Real Preset velocity for jog mode (Default value: 10.0)
Limit values: Start/stop velocity ≤ |Velocity| ≤ maximum velocity

Technology instructions
9.3 Motion control
S7-1200 Programmable controller
System Manual, 04/2012, A5E02486680-06 391
Parameter and type Data type Description
InVelocity OUT Bool TRUE = The velocity specified in parameter "Velocity" was reached.
Busy OUT Bool TRUE = The task is being executed.
CommandAborted OUT Bool TRUE = During execution the task was aborted by another task.
Error OUT Bool TRUE = An error has occurred during execution of the task. The
cause of the error can be found in parameters "ErrorID" and
"ErrorInfo".
ErrorID OUT Word Error ID for parameter "Error" (Default value: 0000)
ErrorInfo OUT Word Error info ID for parameter "ErrorID" (Default value: 0000)
1 If both the JogForward and JogBackward parameters are simultaneously TRUE, the axis stops with the configured
deceleration. An error is indicated in parameters "Error", "ErrorID", and "ErrorInfo".
$[LV
-RJ)RUZDUG
-RJ%DFNZDUG
9HORFLW\
,Q9HORFLW\
%XV\
&RPPDQG$ERUWHG
(UURU
(UURU,'
(UURU,QIR
0&B0RYH-RJ
$[LVB
-RJB)
-RJB%
,Q9HOB
%XV\B
W
W
W
W
W
W
0RYH-RJ
-RJB%
-RJB)
,Q9HOB
%XV\B
9HORFLW\
$[LVB
The following values were configured in the "Dynamics > General" configuration window: Acceleration = 10.0 and
Deceleration = 5.0
① The axis is moved in the positive direction in jog mode via "Jog_F". When the target velocity 50.0 is reached, this is
signaled via "InVelo_1". The axis brakes to a standstill again after Jog_F is reset.
② The axis is moved in the negative direction in jog mode via "Jog_B". When the target velocity 50.0 is reached, this
is signaled via "InVelo_1". The axis brakes to a standstill again after Jog_B is reset.
Override response
The MC_MoveJog task can be aborted by
the following motion control tasks:
MC_Home Mode = 3
MC_Halt
MC_MoveAbsolute
MC_MoveRelative
MC_MoveVelocity
MC_MoveJog
The new MC_MoveJog task aborts the
following active motion control tasks:
MC_Home Mode = 3
MC_Halt
MC_MoveAbsolute
MC_MoveRelative
MC_MoveVelocity
MC_MoveJog

Technology instructions
9.3 Motion control
S7-1200 Programmable controller
392 System Manual, 04/2012, A5E02486680-06
9.3.3.9 MC_CommandTable instruction
Table 9- 43 MC_CommandTable instruction
LAD / FBD SCL Description
"MC_CommandTable_DB"(
Axis:=_multi_fb_in_,
CommandTable:=_multi_fb_in_,
Execute:=_bool_in_,
StartIndex:=_uint_in_,
EndIndex:=_uint_in_,
Done=>_bool_out_,
Busy=>_bool_out_,
CommandAborted=>_bool_out_,
Error=>_bool_out_,
ErrorID=>_word_out_,
ErrorInfo=>_word_out_,
CurrentIndex=>_uint_out_,
Code=>_word_out_);
Executes a series of individual
motions for a motor control axis
that can combine into a
movement sequence.
Individual motions are configured
in a technology object command
table for pulse train output
(TO_CommandTable_PTO).
1 STEP 7 automatically creates the DB when you insert the instruction.
2 In the SCL example, "MC_CommandTable_DB" is the name of the instance DB.
Table 9- 44 Parameters for the MC_CommandTable instruction
Parameter and type Data type Initial value Description
Axis IN TO_Axis_1 - Axis technology object
Table IN TO_CommandTable_1 - Command table technology object
Execute IN Booll FALSE Start job with rising edge
StartIndex IN Int 1 Start command table processing with this step
Limits: 1 ≤ StartIndex ≤ EndIndex
EndIndex IN Int 32 End command table processing with this step
Limits: StartIndex ≤ EndIndex ≤ 32
Done OUT Bool FALSE MC_CommandTable processing completed
successfully
Busy OUT Bool FALSE Operation in progress
CommandAborted OUT Bool FALSE The task was aborted during processing by
another task.
Error OUT Bool FALSE An error ocurred during processing. The cause is
indicated by the parameters ErrorID and ErrorInfo.
ErrorID OUT Word 16#0000 Error identifier
ErrorInfo OUT Word 16#0000 Error information
Step OUT Int 0 Step currently in process
Code OUT Word 16#0000 User defined identifier of the step currently in
process
You can create the desired movement sequence in the "Command Table" configuration
window and check the result against the graphic view in the trend diagram.

Technology instructions
9.3 Motion control
S7-1200 Programmable controller
System Manual, 04/2012, A5E02486680-06 393
You can select the command types that are to be used for processing the command table.
Up to 32 jobs can be entered. The commands are processed in sequence.
Table 9- 45 MC_CommandTable command types
Command type Description
Empty The empty serves as a placeholder for any commands to be added. The empty entry is
ignored when the command table is processed
Halt Pause axis.
Note: The command only takes place after a "Velocity setpoint" command.
Positioning Relative Positions the axis based upon distance. The command moves the axis by the given
distance and velocity.
Positioning Absolute Positions the axis based upon location. The command moves the axis to the given
location, using the velocity specified.
Velocity setpoint Moves the axis at the given velocity.
Wait Waits until the given period is over. "Wait" does not stop an active traversing motion.
Separator Adds a "Separator" line above the selected line. The separator line allows more than one
profile to be defined in a single command table.
Prerequisites for MC_CommandTable execution:
● The technology object TO_Axis_PTO V2.0 must be correctly configured.
● The technology object TO_CommandTable_PTO must be correctly configured.
● The axis must be released.

Technology instructions
9.3 Motion control
S7-1200 Programmable controller
394 System Manual, 04/2012, A5E02486680-06
Override response
The MC_CommandTable task can be
aborted by the following motion control
tasks:
MC_Home Mode = 3
MC_Halt
MC_MoveAbsolute
MC_MoveRelative
MC_MoveVelocity
MC_MoveJog
MC_CommandTable
The new MC_CommandTable task aborts the
following active motion control tasks:
MC_Home Mode = 3
MC_Halt
MC_MoveAbsolute
MC_MoveRelative
MC_MoveVelocity
MC_MoveJog
MC_CommandTable
The current motion control job with the
launch of the first "Positioning Relative",
"Positioning Absolute", "Velocity setpoint"
or "Halt" command
9.3.3.10 MC_ChangeDynamic
Table 9- 46 MC_ChangeDynamic instruction
LAD / FBD SCL Description
"MC_ChangeDynamic_DB"(
Execute:=_bool_in_,
ChangeRampUp:=_bool_in_,
RampUpTime:=_real_in_,
ChangeRampDown:=_bool_in_,
RampDownTime:=_real_in_,
ChangeEmergency:=_bool_in_,
EmergencyRampTime:=_real_in_,
ChangeJerkTime:=_bool_in_,
JerkTime:=_real_in_,
Done=>_bool_out_,
Error=>_bool_out_,
ErrorID=>_word_out_,
ErrorInfo=>_word_out_);
Changes the dynamic settings of
a motion control axis:
Change the ramp-up time
(acceleration) value
Change the ramp-down time
(deceleration) value
Change the emergency stop
ramp-down time (emergency
stop deceleration) value
Change the smoothing time
(jerk) value
1 STEP 7 automatically creates the DB when you insert the instruction.
2 In the SCL example, "MC_ChangeDynamic_DB" is the name of the instance DB.
Table 9- 47 Parameters for the MC_ChangeDynamic instruction
Parameter and type Data type Description
Axis IN TO_Axis_1 Axis technology object
Execute IN Bool Start of the command with a positive edge. Default value:
FALSE

Technology instructions
9.3 Motion control
S7-1200 Programmable controller
System Manual, 04/2012, A5E02486680-06 395
Parameter and type Data type Description
ChangeRampUp IN Bool TRUE = Change ramp-up time in line with input parameter
"RampUpTime". Default value: FALSE
RampUpTime IN Real Time (in seconds) to accelerate from standstill to the configured
maximum velocity without jerk limit. Default value: 5.00
The change will influence the tag <Axis name>.
Config.DynamicDefaults.Acceleration. The effectiveness of the
change is shown in the description of this tag.
ChangeRampDown IN Bool TRUE = Change ramp-down time in line with input parameter
"RampDownTime". Default value: FALSE
RampDownTime IN Real Time (in seconds) to decelerate axis from the configured
maximum velocity to standstill without jerk limiter. Default value:
5.00
The change will influence the tag <Axis name>.
Config.DynamicDefaults.Deceleration. The effectiveness of the
change is shown in the description of this tag.
ChangeEmergency IN Bool TRUE = Change emergency stop ramp-down time in line with
input parameter "EmergencyRampTime" Default value: FALSE
EmergencyRampTime IN Real Time (in seconds) to decelerate the axis from configured
maximum velocity to standstill without jerk limiter in emergency
stop mode. Default value: 2.00
The change will influence the tag <Axis name>.
Config.DynamicDefaults.EmergencyDeceleration. The
effectiveness of the change is shown in the description of this
tag.
ChangeJerkTime IN Bool TRUE = Change smoothing time according to the input
parameter "JerkTime". Default value: FALSE
JerkTime IN Real Smoothing time (in seconds) used for the axis acceleration and
deceleration ramps. Default value: 0.25
The change will influence the tag <Axis name>.
Config.DynamicDefaults.Jerk. The effectiveness of the change is
shown in the description of this tag.
Done OUT Bool TRUE = The changed values have been written to the
technology data block. The description of the tags will show
when the change becomes effective. Default value: FALSE
Error OUT Bool TRUE = An error occurred during execution of the command.
The cause of the error can be found in parameters "ErrorID" and
"ErrorInfo". Default value: FALSE
ErrorID OUT Word Error identifier. Default value: 16#0000
ErrorInfo IN Word Error information. Default value: 16#0000
Prerequisites for MC_ ChangeDynamic execution:
● The technology object TO_Axis_PTO V2.0 must be correctly configured.
● The axis must be released.
Override response
An MC_ChangeDynamic command cannot be aborted by any other Motion Control
command.

Technology instructions
9.3 Motion control
S7-1200 Programmable controller
396 System Manual, 04/2012, A5E02486680-06
A new MC_ChangeDynamic command does not abort any active Motion Control jobs.
Note
The input parameters "RampUpTime", "RampDownTime", "EmergencyRampTime" and
"RoundingOffTime" can be specified with values that makes the resultant axis parameters
"acceleration", "delay", "emergency stop-delay" and "jerk" outside the permissible limits.
Make sure you keep the MC_ChangeDynamic parameters within the limits of the dynamic
configuration settings for the axis technological object.
9.3.4 Operation of motion control for S7-1200
9.3.4.1 CPU outputs used for motion control
The CPU provides four pulse output generators. Each pulse output generator provides one
pulse output and one direction output for controlling a stepper motor drive or a servo motor
drive with pulse interface. The pulse output provides the drive with the pulses required for
motor motion. The direction output controls the travel direction of the drive.
Pulse and direction outputs are permanently assigned to one another. Onboard CPU outputs
and outputs of a signal board can be used as pulse and direction outputs. You select
between onboard CPU outputs and outputs of the signal board during device configuration
under Pulse generators (PTO/PWM) on the "Properties" tab. Only PTO (Pulse Train Output)
applies to motion control.
The PTO output generates a square wave output of variable frequency. Pulse generation is
controlled by configuration and execution information supplied through H/W configuration
and/or SFCs/SFBs.
Based upon the user’s selection while the CPU is in RUN mode, either the values stored in
the image register or the pulse generator outputs drive the digital outputs. In STOP mode,
the PTO generator does not control the outputs.
Table 9- 48 Address assignments of the pulse and direction outputs
Usage of outputs for motion control
Pulse Direction
PTO 0
Built-in I/O Q0.0 Q0.1
SB I/O Q4.0 Q4.1
PTO 1
Built-in I/O Q0.2 Q0.3
SB I/O Q4.2 Q4.3
PTO 2
Built-in I/O Q0.41 Q0.5
1
SB I/O Q4.0 Q4.1
PTO 3

Technology instructions
9.3 Motion control
S7-1200 Programmable controller
System Manual, 04/2012, A5E02486680-06 397
Usage of outputs for motion control
Built-in I/O Q0.62 Q0.7
2
SB I/O Q4.2 Q4.3
1 The CPU 1211C does not have outputs Q0.4, Q0.5, Q0.6, or Q0.7. Therefore, these outputs
cannot be used in the CPU 1211C.
2 The CPU 1212C does not have outputs Q0.6 or Q0.7. Therefore, these outputs cannot be used in
the CPU 1212C.
3 This table applies to the CPU 1211C, CPU 1212C, CPU 1214C, and CPU 1215C PTO functions
Drive interface
For motion control, you can optionally configure a drive interface for "Drive enabled" and
"Drive ready". When using the drive interface, the digital output for the drive enable and the
digital input for "drive ready" can be freely selected.
Note
The firmware will take control via the corresponding pulse and direction outputs if the PTO
(Pulse Train Output) has been selected and assigned to an axis.
With this takeover of the control function, the connection between the process image and I/O
output is also disconnected. While the user has the possibility of writing the process image of
pulse and direction outputs via the user program or watch table, this is never transferred to
the I/O output. Accordingly, it is also not possible to monitor the I/O output via the user
program or watch table. The information read merely reflects the value of the process image
and does not match the actual status of the I/O output in any respect.
For all other CPU outputs that are not used permanently by the CPU firmware, the status of
the I/O output can be controlled or monitored via the process image, as usual.
9.3.4.2 Hardware and software limit switches for motion control
Use the hardware and software limit switches to limit the "allowed travel range" and the
"working range" of your axis.
ཱཱིི
%
&
$
① Mechanical stop A Allowed travel range for the axis
② Lower and upper hardware limits B Working range of the axis
③ Lower and upper software limits C Distance
Hardware and software limit switches must be activated prior to use in the configuration or in
the user program. Software limit switches are only active after homing the axis.

Technology instructions
9.3 Motion control
S7-1200 Programmable controller
398 System Manual, 04/2012, A5E02486680-06
Hardware limit switches
Hardware limit switches determine the maximum travel range of the axis. Hardware limit
switches are physical switching elements that must be connected to interrupt-capable inputs
of the CPU. Use only hardware limit switches that remain permanently switched after being
approached. This switching status may only be revoked after a return to the allowed travel
range.
Table 9- 49 Available inputs for pulse generators
Description RPS LIM- LIM+
PTO 0
Built-in I/O I0.0 - I1.5
SB I/O I4.0 - I4.3
PTO 1
Built-in I/O I0.0 - I1.5
SB I/O I4.0 - I4.3
PTO 2
Built-in I/O I0.0 - I1.5
SB I/O I4.0 - I4.3
PTO 3
Built-in I/O I0.0 - I1.5
SB I/O I4.0 - I4.3
When the hardware limit switches are approached, the axis brakes to a standstill at the
configured emergency deceleration. The specified emergency deceleration must be
sufficient to reliably stop the axis before the mechanical stop. The following diagram
presents the behavior of the axis after it approaches the hardware limit switches.

Technology instructions
9.3 Motion control
S7-1200 Programmable controller
System Manual, 04/2012, A5E02486680-06 399
%
$
&
''( )
① The axis brakes to a standstill at the configured emergency decleration.
② Range in which the hardware limit switches signal the stats "approached".
A [Velocity]
B Allowed travel range
C Distance
D Mechanical stop
E Lower hardware limit switch
F Upper hardware limit switch
WARNING
If the filter time for a digital input channel is changed from a previous setting, a new "0"
level input value may need to be presented for up to 20.0 ms accumulated duration before
the filter becomes fully responsive to new inputs. During this time, short "0" pulse events of
duration less than 20.0 ms may not be detected or counted.
This changing of filter times can result in unexpected machine or process operation, which
may cause death or serious injury to personnel, and/or damage to equipment.
To ensure that a new filter time goes immediately into effect, a power cycle of the CPU
must be applied.
Software limit switches
Software limit switches limit the "working range" of the axis. They should fall inside the
hardware limit switches relative to the travel range. Because the positions of the software
limit switches can be set flexibly, the working range of the axis can be restricted on an
individual basis depending on the current traversing profile. In contrast to hardware limit
switches, software limit switches are implemented exclusively by means of the software and
do not require their own switching elements.

Technology instructions
9.3 Motion control
S7-1200 Programmable controller
400 System Manual, 04/2012, A5E02486680-06
If software limit switches are activated, an active motion is stopped at the position of the
software limit switch. The axis is braked at the configured deceleration. The following
diagram presents the behavior of the axis until it reaches the software limit switches.
$
%
'(
&
① The axis brakes to a standstill at the configured deceleration.
A [Velocity]
B Working range
C Distance
D Lower software limit switch
E Upper software limit switch
Use additional hardware limit switches if a mechanical endstop is located after the software
limit switches and there is a risk of mechanical damage.
Additional information
Your user program can override the hardware or software position limits by enabling or
disabling both hardware and software limits functionality. The selection is made from the
Axis DB.
● To enable or disable the hardware limit functionality, access the "Active" tag (Bool) in the
DB path "<axis name>/Config/PositonLimits_HW". The state of the "Active" tag enables
or disables the use of hardware position limits.
● To enable or disable software position limit functionality, access "Active" tag (Bool) in the
DB path "<axis name>/Config/Position Limits_SW". The state of this "Active" tag enables
or disables the software position limits.
You can also modify the software position limits with your user program (for example, to add
flexibility for machine setup or to shorten machine change-over time). Your user program can
write new values to the " MinPosition " and " MaxPosition " tags (engineering units in Real
format) in the DB "<axis name>/Config/PositionLimits_SW".

Technology instructions
9.3 Motion control
S7-1200 Programmable controller
System Manual, 04/2012, A5E02486680-06 401
9.3.4.3 Homing
Homing refers to the matching of the axis coordinates to the real, physical drive position. (If
the drive is currently at position x, the axis will be adjusted to be in position x.) For position-
controlled axes, the entries and displays for the position refer exactly to these axis
coordinates.
Note
The agreement between the axis coordinates and the real situation is extremely important.
This step is necessary to ensure that the absolute target position of the axis is also achieved
exactly with the drive.
The MC_Home instruction initiates the homing of the axis.
There are 4 different homing functions. The first two functions allow the user to set the
current position of the axis and the second two position the axis with respect to a Home
reference Sensor.
● Mode 0 - Direct Referencing Absolute: When executed this mode tells the axis exactly
where it is. It sets the internal position variable to the value of the Position input of the
Homing instruction. This is used for machine calibration and setup.
The axis position is set regardless of the reference point switch. Active traversing motions
are not aborted. The value of the Position input parameter of the MC_Home instruction is
set immediately as the reference point of the axis. To assign the reference point to an
exact mechanical position, the axis must be at a standstill at this position at the time of
the homing operation.
● Mode 1 - Direct Referencing Relative: When executed this mode uses the internal
position variable and adds the value of the Position input on the Homing instruction to it.
This is typically used to account for machine offset.
The axis position is set regardless of the reference point switch. Active traversing motions
are not aborted. The following statement applies to the axis position after homing: New
axis position = current axis position + value of the Position parameter of the MC_Home
instruction.

Technology instructions
9.3 Motion control
S7-1200 Programmable controller
402 System Manual, 04/2012, A5E02486680-06
● Mode 2 - Passive Referencing: When the axis is moving and passes the Reference Point
Switch the current position is set as the home position. This feature will help account for
normal machine wear and gear backlash and prevent the need for manual compensation
for wear. The Position input on the Homing instruction, as before, adds to the location
indicated by the Reference Point Switch allowing easy offset of the Home position.
During passive homing, the MC_Home instruction does not carry out any homing motion.
The traversing motion required for this step must be implemented by the user via other
motion control instructions. When the reference point switch is detected, the axis is
homed according to the configuration. Active traversing motions are not aborted upon
start of passive homing.
● Mode 3 - Active Referencing: This mode is the most precise method of Homing the Axis.
The initial direction and velocity of movement is configured in the Technology Object
Configuration Extended Parameters-Homing. This is dependent upon machine
configuration. There is also the ability to determine if the leading edge or falling edge of
the Reference Point Switch signal is the Home position. Virtually all sensors have an
active range and if the Steady State On position was used as the Home signal then there
would be a possibility for error in the Homing position since the On signal active range
would cover a range of distance. By using either the leading or falling edge of that signal
a much more precise Home position results. As with all other modes the value of the
Position input on the Homing instruction is added to the Hardware referenced position.
In active homing mode, the MC_Home instruction performs the required reference point
approach. When the reference point switch is detected, the axis is homed according to
the configuration. Active traversing motions are aborted.
Modes 0 and 1 do not require that the axis be moved at all. They are typically used in setup
and calibration. Modes 2 and 3 require that the axis move and pass a sensor that is
configured in the "Axis" technology object as the Reference Point Switch. The reference
point which can be placed in the work area of the axis or outside of the normal work area but
within movement range.
Configuration of homing parameters
Configure the parameters for active and passive homing in the "Homing" configuration
window. The homing method is set using the "Mode" input parameter of the motion control
instruction. Here, Mode = 2 means passive homing and Mode = 3 means active homing.
NOTICE
Use one of the following measures to ensure that the machine does not travel to a
mechanical endstop in the event of a direction reversal:
Keep the approach velocity low
Increase the configured acceleration/deceleration
Increase the distance between hardware limit switch and mechanical stop

Technology instructions
9.3 Motion control
S7-1200 Programmable controller
System Manual, 04/2012, A5E02486680-06 403
Table 9- 50 Configuration parameters for homing the axis
Parameter Description
Input reference point switch
(Active and passive homing)
Select the digital input for the reference point switch from the drop-down list box. The
input must be interrupt-capable. The onboard CPU inputs and inputs of an inserted
signal board can be selected as inputs for the reference point switch.
The default filter time for the digital inputs is 6.4 ms. When the digital inputs are used
as a reference point switch, this can result in undesired decelerations and thus
inaccuracies. Depending on the reduced velocity and extent of the reference point
switch, the reference point may not be detected. The filter time can be set under
"Input filter" in the device configuration of the digital inputs.
The specified filter time must be less than the duration of the input signal at the
reference point switch.
Auto reverse after reaching the
hardware limit switches
(Active homing only)
Activate the check box to use the hardware limit switch as a reversing cam for the
reference point approach. The hardware limit switches must be configured and
activated for direction reversal.
If the hardware limit switch is reached during active homing, the axis brakes at the
configured deceleration (not with the emergency deceleration) and reverses direction.
The reference point switch is then sensed in reverse direction.
If the direction reversal is not active and the axis reaches the hardware limit switch
during active homing, the reference point approach is aborted with an error and the
axis is braked at the emergency deceleration.
Approach direction
(Active and passive homing)
With the direction selection, you determine the "approach direction" used during
active homing to search for the reference point switch, as well as the homing
direction. The homing direction specifies the travel direction the axis uses to
approach the configured side of the reference point switch to carry out the homing
operation.
Reference point switch
(Active and passive homing)
Active homing: Select whether the axis is to be referenced on the left or right side
of the reference point switch. Depending on the start position of the axis and the
configuration of the homing parameters, the reference point approach sequence
can differ from the diagram in the configuration window.
Passive homing: With passive homing, the traversing motions for purposes of
homing must be implemented by the user via motion commands. The side of the
reference point switch on which homing occurs depends on the following factors:
– "Approach direction" configuration
– "Reference point switch" configuration
– Current travel direction during passive homing
Approach velocity
(Active homing only)
Specify the velocity at which the reference point switch is to be searched for during
the reference point approach.
Limit values (independent of the selected user unit):
Start/stop velocity ≤ approach velocity ≤ maximum velocity

Technology instructions
9.3 Motion control
S7-1200 Programmable controller
404 System Manual, 04/2012, A5E02486680-06
Parameter Description
Reduced velocity
(Active homing only)
Specify the velocity at which the axis approaches the reference point switch for
homing.
Limit values (independent of the selected user unit):
Start/stop velocity ≤ reduced velocity ≤ maximum velocity
Home position offset
(Active homing only)
If the desired reference position deviates from the position of the reference point
switch, the home position offset can be specified in this field.
If the value does not equal 0, the axis executes the following actions following
homing at the reference point switch:
1. Move the axis at reduced velocity by the value of the home position offset.
2. When the position of the home position offset is reached, the axis position is set
to the absolute reference position. The absolute reference position is specified via
parameter "Position" of motion control instruction "MC_Home".
Limit values (independent of the selected user unit):
-1.0e12 ≤ home position offset ≤ 1.0e12
Table 9- 51 Factors that affect homing
Influencing factors: Result:
Configuration
Approach direction
Configuration
Reference point switch
Current travel direction Homing on
Reference point switch
Positive direction Left Positive "Left (negative) side"
Negative direction Right
Positive direction Right Positive "Right (positive) side"
Negative direction Left
Positive direction Right Negative "Left (negative) side"
Negative direction Left
Positive direction Left Negative "Right (positive) side"
Negative direction Right
Sequence for active homing
You start active homing with motion control instruction "MC_Home" (input parameter
Mode = 3). Input parameter "Position" specifies the absolute reference point coordinates in
this case. Alternatively, you can start active homing on the control panel for test purposes.
The following diagram shows an example of a characteristic curve for an active reference
point approach with the following configuration parameters:
● "Approach direction" = "Positive approach direction"
● "Reference point switch" = "Right (positive) side"
● Value of "home position offset" > 0

Technology instructions
9.3 Motion control
S7-1200 Programmable controller
System Manual, 04/2012, A5E02486680-06 405
Table 9- 52 Velocity characteristics of MC homing
Operation Notes
A Approach velocity
B Reduced velocity
C Home position coordinate
ཱ
ི
&'
%
$
D Home position offset
① Search phase (blue curve segment): When active homing starts, the axis accelerates to the configured "approach
velocity" and searches at this velocity for the reference point switch.
② Reference point approach (red curve section): When the reference point switch is detected, the axis in this example
brakes and reverses, to be homed on the configured side of the reference point switch at the configured "reduced
velocity".
③ Travel to reference point position (green curve segment): After homing at the reference point switch, the axis travels
to the "Reference point coordinates" at the "reduced velocity". On reaching the "Reference point coordinates", the
axis is stopped at the position value that was specified in the Position input parameter of the MC_Home instruction".
Note
If the homing search does not function as you expected, check the inputs assigned to the
hardware limits or to the reference point. These inputs may have had their edge interrupts
disabled in device configuration.
Examine the configuration data for the axis technology object of concern to see which inputs
(if any) are assigned for "HW Low Limit Switch Input", "HW High Limit Switch Input", and
"Input reference point switch". Then open the Device configuration for the CPU and examine
each of the assigned inputs. Verify the "Enable rising edge detection" and "Enable falling
edge detection" are both selected. If these properties are not selected, delete the specified
inputs in the axis configuration and select them again.

Technology instructions
9.3 Motion control
S7-1200 Programmable controller
406 System Manual, 04/2012, A5E02486680-06
9.3.4.4 Jerk limit
With the jerk limit you can reduce the stresses on your mechanics during an acceleration
and deceleration ramp. The value for the acceleration and deceleration is not changed
abruptly when the step limiter is active; it is adapted in a transition phase. The figure below
shows the velocity and acceleration curve without and with jerk limit.
Table 9- 53 Jerk limit
Travel without step limiter Travel with step limiter
Y
D
W
W
Y
D
W
W
The jerk limit gives a "smoothed" velocity profile of the axis motion. This ensures soft starting
and braking of a conveyor belt for example.

Technology instructions
9.3 Motion control
S7-1200 Programmable controller
System Manual, 04/2012, A5E02486680-06 407
9.3.5 Commissioning
"Status and error bits" diagnostic function
Use the "Status and error bits" diagnostic function to monitor the most important status and
error messages for the axis. The diagnostic function display is available in online mode in
"Manual control" mode and in "Automatic control" when the axis is active.
Table 9- 54 Status of the axis
Status Description
Enabled The axis is enabled and ready to be controlled via motion control tasks.
(Tag of technology object: <Axis name>.StatusBits.Enable)
Homed The axis is homed and is capable of executing absolute positioning tasks of motion control
instruction "MC_MoveAbsolute". The axis does not have to be homed for relative homing. Special
situations:
During active homing, the status is FALSE.
If a homed axis undergoes passive homing, the status is set to TRUE during passive homing.
(Tag of technology object: <Axis name>.StatusBits.HomingDone)
Error An error has occurred in the "Axis" technology object. More information about the error is available
in automatic control at the ErrorID and ErrorInfo parameters of the motion control instructions. In
manual mode, the "Last error" field of the control panel displays detailed information about the
cause of error.
(Tag of technology object: <Axis name>.StatusBits.Error)
Control panel active The "Manual control" mode was enabled in the control panel. The control panel has control priority
over the "Axis" technology object. The axis cannot be controlled from the user program.
(Tag of technology object: <Axis name>.StatusBits.ControlPanelActive)
Table 9- 55 Drive status
Status Description
Drive ready The drive is ready for operation.
(Tag of technology object: <Axis name>.StatusBits.DriveReady)
Error The drive has reported an error after failure of its ready signal.
(Tag of technology object: <Axis name>.ErrorBits.DriveFault)
Table 9- 56 Status of the axis motion
Status Description
Standstill The axis is at a standstill.
(Tag of technology object: <Axis name>.StatusBits.StandStill)
Accelerating The axis accelerates.
(Tag of technology object: <Axis name>.StatusBits.Acceleration)

Technology instructions
9.3 Motion control
S7-1200 Programmable controller
408 System Manual, 04/2012, A5E02486680-06
Status Description
Constant velocity The axis travels at constant velocity.
(Tag of technology object: <Axis name>.StatusBits.ConstantVelocity)
Decelerating The axis decelerates (slows down).
(Tag of technology object: <Axis name>.StatusBits.Deceleration)
Table 9- 57 Status of the motion mode
Status Description
Positioning The axis executes a positioning task of motion control instruction "MC_MoveAbsolute" or
"MC_MoveRelative" or of the control panel.
(Tag of technology object: <Axis name>.StatusBits.PositioningCommand)
Speed Command The axis executes a task at set speed of motion control instruction "MC_MoveVelocity" or
"MC_MoveJog" or of the control panel.
(Tag of technology object: <Axis name>.StatusBits.SpeedCommand)
Homing The axis executes a homing task of motion control instruction "MC_Home" or the control
panel.
(Tag of technology object: <Axis name>.StatusBits.Homing)
Table 9- 58 Error bits
Error Description
Min software limit reached The lower software limit switch has been reached.
(Tag of technology object: <Axis name>.ErrorBits.SwLimitMinReached)
Min software limit exceeded The lower software limit switch has been exceeded.
(Tag of technology object: <Axis name>.ErrorBits.SwLimitMinExceeded)
Max software limit reached The upper software limit switch has been reached.
(Tag of technology object: <Axis name>.ErrorBits.SwLimitMaxReached)
Max software limit exceeded The upper software limit switch has been exceeded.
(Tag of technology object: <Axis name>.ErrorBits.SwLimitMaxExceeded)
Negative hardware limit The lower hardware limit switch has been approached.
(Tag of technology object: <Axis name>.ErrorBits.HwLimitMin)
Positive hardware limit The upper hardware limit switch has been approached.
(Tag of technology object: <Axis name>.ErrorBits.HwLimitMax)
PTO and HSC already used A second axis is using the same PTO and HSC and is enabled with "MC_Power".
(Tag of technology object: <Axis name>.ErrorBits.HwUsed)
Configuration error The "Axis" technology object was incorrectly configured or editable configuration data
were modified incorrectly during runtime of the user program.
(Tag of technology object: <Axis name>.ErrorBits.ConfigFault)
General Error An internal error has occurred.
(Tag of technology object: <Axis name>.ErrorBits.SystemFault)

Technology instructions
9.3 Motion control
S7-1200 Programmable controller
System Manual, 04/2012, A5E02486680-06 409
"Motion status" diagnostic function
Use the "Motion status" diagnostic function to monitor the motion status of the axis. The
diagnostic function display is available in online mode in "Manual control" mode and in
"Automatic control" when the axis is active.
Table 9- 59 Motion status
Status Description
Target position The "Target position" field indicates the current target position of an active positioning task of
motion control instruction "MC_MoveAbsolute" or "MC_MoveRelative" or of the control panel.
The value of the "Target position" is only valid during execution of a positioning task.
(Tag of technology object: <Axis name>.MotionStatus.TargetPosition)
Current position The "Current position" field indicates the current axis position. If the axis is not homed, the
value indicates the position value relative to the enable position of the axis.
(Tag of technology object: <Axis name>.MotionStatus.Position)
Current velocity The "Current velocity" field indicates the actual axis velocity.
(Tag of technology object: <Axis name>.MotionStatus.Velocity)
Table 9- 60 Dynamic limits
Dynamic limit Description
Velocity The "Velocity" field indicates the configured maximum velocity of the axis.
(Tag of technology object: <Axis name>.Config.DynamicLimits.MaxVelocity)
Acceleration The "Acceleration" field indicates the currently configured acceleration of the axis.
(Tag of technology object: <Axis name>.Config.DynamicDefaults.Acceleration)
Deceleration The "Deceleration" field indicates the currently configured deceleration of the axis.
(Tag of technology object: <Axis name>.Config.DynamicDefaults.Deceleration)

Technology instructions
9.3 Motion control
S7-1200 Programmable controller
410 System Manual, 04/2012, A5E02486680-06
9.3.6 Monitoring active commands
9.3.6.1 Monitoring MC instructions with a "Done" output parameter
Motion control instructions with the output parameter "Done" are started by the input
parameter "Execute" and have a defined conclusion (for example, with motion control
instruction "MC_Home": Homing was successful). The task is complete and the axis is at a
standstill.
● The output parameter "Done" indicates the value TRUE, if the task has been successfully
completed.
● The output parameters "Busy", "CommandAborted", and "Error" signal that the task is still
being processed, has been aborted or an error is pending. The motion control instruction
"MC_Reset" cannot be aborted and thus has no "CommandAborted" output parameter.
– During processing of the motion control task, the output parameter "Busy" indicates
the value TRUE. If the task has been completed, aborted, or stopped by an error, the
output parameter "Busy" changes its value to FALSE. This change occurs regardless
of the signal at input parameter "Execute".
– Output parameters "Done", "CommandAborted", and "Error" indicate the value TRUE
for at least one cycle. These status messages are latched while input parameter
"Execute" is set to TRUE.
The tasks of the following motion control instructions have a defined conclusion:
● MC_Reset
● MC_Home
● MC_Halt
● MC_MoveAbsolute
● MC_MoveRelative
The behavior of the status bits is presented below for various example situations.
● The first example shows the behavior of the axis for a completed task. If the motion
control task has been completely executed by the time of its conclusion, this is indicated
by the value TRUE in output parameter "Done". The signal status of input parameter
"Execute" influences the display duration in the output parameter "Done".
● The second example shows the behavior of the axis for an aborted task. If the motion
control task is aborted during execution, this is indicated by the value TRUE in output
parameter "CommandAborted". The signal status of the input parameter "Execute"
influences the display duration in the output parameter "CommandAborted".
● The third example shows the behavior of the axis if an error occurs. If an error occurs
during execution of the motion control task, this is indicated by the value TRUE in the
output parameter "Error". The signal status of the input parameter "Execute" influences
the display duration in the output parameter "Error".

Technology instructions
9.3 Motion control
S7-1200 Programmable controller
System Manual, 04/2012, A5E02486680-06 411
Table 9- 61 Example 1 - Complete execution of task
([HFXWH
%XV\
'RQH
&RPPDQG
$ERUWHG
(UURU
If "Execute" = FALSE during the processing of the task
([HFXWH
%XV\
'RQH
&RPPDQG
$ERUWHG
(UURU
If "Execute" = FALSE after completion of the task
① The task is started with a positive edge at the input parameter "Execute". Depending on the programming, "Execute"
can still be reset to the value FALSE during the task, or the value TRUE can be retained until after completion of the task.
② While the task is active, the output parameter "Busy" indicates the value TRUE.
③ With conclusion of the task (for example, for motion control instruction "MC_Home": Homing was successful), output
parameter "Busy" changes to FALSE and "Done" to TRUE.
④ If "Execute" retains the value TRUE until after completion of the task, then "Done" also remains TRUE and changes its
value to FALSE together with "Execute".
⑤ If "Execute" has been set to FALSE before the task is complete, "Done" indicates the value TRUE for only one
execution cycle.

Technology instructions
9.3 Motion control
S7-1200 Programmable controller
412 System Manual, 04/2012, A5E02486680-06
Table 9- 62 Example 2 - Aborting the task
([HFXWH
%XV\
'RQH
&RPPDQG
$ERUWHG
(UURU
Abort
If "Execute" = FALSE before the task is aborted
([HFXWH
%XV\
'RQH
&RPPDQG
$ERUWHG
(UURU
Abort
If "Execute" = FALSE after the task is aborted
① The task is started with a positive edge at the input parameter "Execute". Depending on the programming, "Execute"
can still be reset to the value FALSE during the task, or the value TRUE can be retained until after completion of the task.
② While the task is active, the output parameter "Busy" indicates the value TRUE.
③ During task execution, the task is aborted by another motion control task. If the task is aborted, output parameter
"Busy" changes to FALSE and "CommandAborted" to TRUE.
④ If "Execute" retains the value TRUE until after the task is aborted, then "CommandAborted" also remains TRUE and
changes its value to FALSE together with "Execute".
⑤ If "Execute" has been set to FALSE before the task is aborted, "CommandAborted" indicates the value TRUE for only
one execution cycle.

Technology instructions
9.3 Motion control
S7-1200 Programmable controller
System Manual, 04/2012, A5E02486680-06 413
Table 9- 63 Example 3 - Error during task execution
([HFXWH
%XV\
'RQH
&RPPDQG
$ERUWHG
(UURU
Error
If "Execute" = FALSE before the error occurs
([HFXWH
%XV\
'RQH
&RPPDQG
$ERUWHG
(UURU
Error
If "Execute" = FALSE after the error occurs
① The task is started with a positive edge at the input parameter "Execute". Depending on the programming, "Execute"
can still be reset to the value FALSE during the task, or the value TRUE can be retained until after completion of the task.
② While the task is active, the output parameter "Busy" indicates the value TRUE.
③ An error occurred during task execution. When the error occurs, the output parameter "Busy" changes to FALSE and
"Error" to TRUE.
④ If "Execute" retains the value TRUE until after the error occurs, then "Error" also remains TRUE and only changes its
value to FALSE together with "Execute".
⑤ If "Execute" has been set to FALSE before the error occurs, "Error" indicates the value TRUE for only one execution
cycle.

Technology instructions
9.3 Motion control
S7-1200 Programmable controller
414 System Manual, 04/2012, A5E02486680-06
9.3.6.2 Monitoring the MC_Velocity instruction
The tasks of motion control instruction "MC_MoveVelocity" constantly at the specified
velocity.
● The tasks of motion control instruction "MC_MoveVelocity" do not have a defined end.
The task objective is fulfilled when the parameterized velocity is reached for the first time
and the axis travels at constant velocity. When the parameterized velocity is reached, this
is indicated by the value TRUE in output parameter "InVelocity".
● The task is complete when the parameterized velocity has been reached and input
parameter "Execute" has been set to the value FALSE. However, the axis motion is not
yet complete upon completion of the task. For example, the axis motion can be stopped
with motion control task "MC_Halt".
● The output parameters "Busy", "CommandAborted", and "Error" signal that the task is still
being processed, has been aborted or an error is pending.
– During execution of the motion control task, output parameter "Busy" indicates the
value TRUE. If the task has been completed, aborted, or stopped by an error, the
output parameter "Busy" changes its value to FALSE. This change occurs regardless
of the signal at input parameter "Execute".
– The output parameters "InVelocity", "CommandAborted", and "Error" indicate the
value TRUE for at least one cycle, when their conditions are met. These status
messages are latched while input parameter "Execute" is set to TRUE.
The behavior of the status bits is presented below for various example situations.
● The first example shows the behavior when the axis reaches the parameterized velocity.
If the motion control task has been executed by the time the parameterized velocity is
reached, this is indicated by the value TRUE in output parameter "InVelocity". The signal
status of the input parameter "Execute" influences the display duration in the output
parameter "InVelocity".
● The second example shows the behavior if the task is aborted before achieving the
parameterized velocity. If the motion control task is aborted before the parameterized
velocity is reached, this is indicated by the value TRUE in output parameter
"CommandAborted". The signal status of input parameter "Execute" influences the
display duration in output parameter "CommandAborted".
● The third example shows the behavior of the axis if an error occurs before achieving the
parameterized velocity. If an error occurs during execution of the motion control task
before the parameterized velocity has been reached, this is indicated by the value TRUE
in the output parameter "Error". The signal status of the input parameter "Execute"
influences the display duration in the output parameter "Error".

Technology instructions
9.3 Motion control
S7-1200 Programmable controller
System Manual, 04/2012, A5E02486680-06 415
Table 9- 64 Example 1 - If the parameterized velocity is reached
([HFXWH
%XV\
,Q9HORFLW\
&RPPDQG
$ERUWHG
(UURU
If "Execute" = FALSE before the configured velocity is
reached
([HFXWH
%XV\
,Q9HORFLW\
&RPPDQG
$ERUWHG
(UURU
If "Execute" = FALSE after the configured velocity is
reached
① The task is started with a positive edge at the input parameter "Execute". Depending on the programming, "Execute"
can be reset to the value FALSE event before the parameterized velocity is reached, or alternatively only after it has been
reached.
② While the task is active, the output parameter "Busy" indicates the value TRUE.
③ When the parameterized velocity is reached, the output parameter "InVelocity" changes to TRUE.
④ If "Execute" retains the value TRUE even after the parameterized velocity has been reached, the task remains active.
"InVelocity" and "Busy" retain the value TRUE and only change their status to FALSE together with "Execute".
⑤ If "Execute" has been reset to FALSE before the parameterized velocity is reached, the task is complete when the
parameterized velocity is reached. "InVelocity" indicates the value TRUE for one execution cycle and changes to FALSE
together with "Busy".

Technology instructions
9.3 Motion control
S7-1200 Programmable controller
416 System Manual, 04/2012, A5E02486680-06
Table 9- 65 Example 2 - If the task is aborted prior to reaching the parameterized velocity
([HFXWH
%XV\
,Q9HORFLW\
&RPPDQG
$ERUWHG
(UURU
Abort
If "Execute" = FALSE before the task is aborted
([HFXWH
%XV\
,Q9HORFLW\
&RPPDQG
$ERUWHG
(UURU
Abort
If "Execute" = FALSE after the task is aborted
① The task is started with a positive edge at the input parameter "Execute". Depending on the programming, "Execute"
can still be reset to the value FALSE during the task, or the value TRUE can be retained until after the task is aborted.
② While the task is active, the output parameter "Busy" indicates the value TRUE.
③ During task execution, the task is aborted by another motion control task. If the task is aborted, output parameter
"Busy" changes to FALSE and "CommandAborted" to TRUE.
④ If "Execute" retains the value TRUE until after the task is aborted, then "CommandAborted" also remains TRUE and
changes its status to FALSE together with "Execute".
⑤ If "Execute" has been reset to FALSE before the task is aborted, "CommandAborted" indicates the value TRUE for only
one execution cycle.
Note
Under the following conditions, an abort is not indicated in output parameter
"CommandAborted":
The parameterized velocity has been reached, input parameter "Execute" has the value
FALSE, and a new motion control task is initiated.
When the parameterized velocity is reached and input parameter "Execute" has the value
FALSE, the task is complete. Therefore, the start of a new task is not indicated as an
abort.

Technology instructions
9.3 Motion control
S7-1200 Programmable controller
System Manual, 04/2012, A5E02486680-06 417
Table 9- 66 Example 3 - If an error occurs prior to reaching the parameterized velocity
([HFXWH
%XV\
,Q9HORFLW\
&RPPDQG
$ERUWHG
(UURU
Error
If "Execute" = FALSE before the error occurs
([HFXWH
%XV\
,Q9HORFLW\
&RPPDQG
$ERUWHG
(UURU
Error
If "Execute" = FALSE after the error occurs
① The task is started with a positive edge at the input parameter "Execute". Depending on the programming, "Execute"
can still be reset to the value FALSE during the task, or the value TRUE can be retained until after the error has occurred.
② While the task is active, the output parameter "Busy" indicates the value TRUE.
③ An error occurred during task execution. When the error occurs, the output parameter "Busy" changes to FALSE and
"Error" to TRUE.
④ If "Execute" retains the value TRUE until after the error has occurred, then "Error" also remains TRUE and only
changes its status to FALSE together with "Execute".
⑤ If "Execute" has been reset to FALSE before the error occurs, "Error" indicates the value TRUE for only one execution
cycle.
Note
Under the following conditions, an error is not indicated in output parameter "Error":
The parameterized velocity has been reached, input parameter "Execute" has the value
FALSE, and an axis error occurs (software limit switch is approached, for example).
When the parameterized velocity is reached and input parameter "Execute" has the value
FALSE, the task is complete. After completion of the task, the axis error is only indicated
in the motion control instruction "MC_Power".

Technology instructions
9.3 Motion control
S7-1200 Programmable controller
418 System Manual, 04/2012, A5E02486680-06
9.3.6.3 Monitoring the MC_MoveJog instruction
The tasks of motion control instruction "MC_MoveJog" implement a jog operation.
● The motion control tasks "MC_MoveJog" do not have a defined end. The task objective is
fulfilled when the parameterized velocity is reached for the first time and the axis travels
at constant velocity. When the parameterized velocity is reached, this is indicated by the
value TRUE in output parameter "InVelocity".
● The order is complete when input parameter "JogForward" or "JogBackward" has been
set to the value FALSE and the axis has come to a standstill.
● The output parameters "Busy", "CommandAborted", and "Error" signal that the task is still
being processed, has been aborted or an error is pending.
– During processing of the motion control task, the output parameter "Busy" indicates
the value TRUE. If the task has been completed, aborted, or stopped by an error, the
output parameter "Busy" changes its value to FALSE.
– The output parameter "InVelocity" indicates the status TRUE, as long as the axis is
moving at the parameterized velocity. The output parameters "CommandAborted" and
"Error" indicate the status for at least one cycle. These status messages are latched
as long as either input parameter "JogForward" or "JogBackward" is set to TRUE.
The behavior of the status bits is presented below for various example situations.
● The first example shows the behavior or the axis if the parameterized velocity is reached
and maintained. If the motion control task has been executed by the time the
parameterized velocity is reached, this is indicated by the value TRUE in output
parameter "InVelocity".
● The second example shows the behavior of the axis if the task is aborted. If the motion
control task is aborted during execution, this is indicated by the value TRUE in output
parameter "CommandAborted". The behavior is independent of whether or not the
parameterized velocity has been reached.
● The third example shows the behavior of the axis if an error occurs. If an error occurs
during execution of the motion control task, this is indicated by the value TRUE in output
parameter "Error". The behavior is independent of whether or not the parameterized
velocity has been reached.

Technology instructions
9.3 Motion control
S7-1200 Programmable controller
System Manual, 04/2012, A5E02486680-06 419
Table 9- 67 Example 1 - If the parameterized velocity is reached and maintained
-RJ)RUZDUG
-RJ%DFNZDUG
%XV\
,Q9HORFLW\
&RPPDQG
$ERUWHG
(UURU
JogForward
-RJ)RUZDUG
-RJ%DFNZDUG
%XV\
,Q9HORFLW\
&RPPDQG
$ERUWHG
(UURU
JogBackward
① The task is started with a positive edge at the input parameter "JogForward" or "JogBackward".
② While the task is active, the output parameter "Busy" indicates the value TRUE.
③ When the parameterized velocity is reached, the output parameter "InVelocity" changes to TRUE.
④ When the input parameter "JogForward" or "JogBackward" is reset to the value FALSE, the axis motion ends. The axis
starts to decelerate. As a result, the axis no longer moves at constant velocity and the output parameter "InVelocity"
changes its status to FALSE.
⑤ If the axis has come to a standstill, the motion control task is complete and the output parameter "Busy" changes its
value to FALSE.

Technology instructions
9.3 Motion control
S7-1200 Programmable controller
420 System Manual, 04/2012, A5E02486680-06
Table 9- 68 Example 2 - If the task is aborted during execution
Abort
-RJ)RUZDUG
-RJ%DFNZDUG
%XV\
,Q9HORFLW\
&RPPDQG
$ERUWHG
(UURU
JogForward
Abort
-RJ)RUZDUG
-RJ%DFNZDUG
%XV\
,Q9HORFLW\
&RPPDQG
$ERUWHG
(UURU
JogBackward
① The task is started with a positive edge at the input parameter "JogForward" or "JogBackward".
② While the task is active, the output parameter "Busy" indicates the value TRUE.
③ During task execution, the task is aborted by another motion control task. If the task is aborted, output parameter
"Busy" changes to FALSE and "CommandAborted" to TRUE.
④ When the input parameter "JogForward" or "JogBackward" is reset to the value FALSE, the output parameter
"CommandAborted" changes its value to FALSE.
Note
The task abort is indicated in the output parameter "CommandAborted" for only one
execution cycle, if all conditions below are met:
The input parameters "JogForward" and "JogBackward" have the value FALSE (but the axis
is still decelerating) and a new motion control task is initiated.

Technology instructions
9.3 Motion control
S7-1200 Programmable controller
System Manual, 04/2012, A5E02486680-06 421
Table 9- 69 Example 3 - If an error has occurred during task execution
Error
-RJ)RUZDUG
-RJ%DFNZDUG
%XV\
,Q9HORFLW\
&RPPDQG
$ERUWHG
(UURU
JogForward
Error
-RJ)RUZDUG
-RJ%DFNZDUG
%XV\
,Q9HORFLW\
&RPPDQG
$ERUWHG
(UURU
JogBackward
① The task is started with a positive edge at the input parameter "JogForward" or "JogBackward".
② While the task is active, the output parameter "Busy" indicates the value TRUE.
③ An error occurred during task execution. When the error occurs, the output parameter "Busy" changes to FALSE and
"Error" to TRUE.
④ When the input parameter "JogForward" or "JogBackward" is reset to the value FALSE, the output parameter "Error"
changes its value to FALSE.
Note
A
n error occurrence is indicated in the output parameter "Error" for only one execution cycle,
if all the conditions below are met:
The input parameters "JogForward" and "JogBackward" have the value FALSE (but the axis
is still decelerating) and a new error occurs (software limit switch is approached, for
example).

Technology instructions
9.3 Motion control
S7-1200 Programmable controller
422 System Manual, 04/2012, A5E02486680-06

S7-1200 Programmable controller
System Manual, 04/2012, A5E02486680-06 423
Communication 10
The S7-1200 offers several types of communication between CPUs and programming
devices, HMIs, and other CPUs.
PROFINET
PROFINET is used for exchanging data through the user program with other
communications partners through Ethernet:
● The CPU provides the following PROFINET and PROFIBUS support:
– In V3.0, PROFINET supports 16 IO devices with a maximum of 256 submodules.
PROFIBUS allows 3 independent PROFIBUS DP Masters, supporting 32 IO devices
with a maximum of 512 submodules per IO device.
– In V2.2. PROFINET supports 8 IO devices with a maximum of 128 submodules (if
eight or less PROFIBUS slaves or submodules are configured). PROFIBUS supports
a maximum of 16 PROFIBUS IO devices on a single master with a maximum of 256
submodules per IO device.
● S7 communication
● User Datagram Protocol (UDP) protocol
● ISO on TCP (RFC 1006)
● Transport Control Protocol (TCP)
PROFINET RT IO controller
As an IO controller using PROFINET RT, the CPU provides the following support on the
local PN network or through a PN/PN coupler (link). Refer to PROFIBUS and PROFINET
International, PI (www.us.profinet.com) for more information:
● In V3.0, the S7-1200 communicates with up to 16 PN devices.
● In V2.2, the S7-1200 communicates with up to 8 PN devices.
PROFIBUS
PROFIBUS is used for exchanging data through the user program with other
communications partners through the PROFIBUS network:
● With CM 1242-5, the CPU operates as a PROFIBUS DP slave.
● With CM 1243-5, the CPU operates as a PROFIBUS DP master class1.
● In V3.0, PROFIBUS DP Slaves, PROFIBUS DP Masters, and ASi (the 3 left-side
communication modules) and PROFINET are separate.

Communication
10.1 Number of asynchronous communication connections supported
S7-1200 Programmable controller
424 System Manual, 04/2012, A5E02486680-06
● In V2.2, The CPU provides the following PROFINET and PROFIBUS support:
– A total of 16 devices and 256 submodules, with a maximum of 16 PROFIBUS DP
slave devices and 256 submodules (if no PROFINET IO devices or submodules are
configured).
Note
In V2.2, the total of 16 PROFINET and PROFIBUS devices includes the following:
The PROFIBUS DP slave modules attached by the PROFIBUS DP master
(CM 1243-5)
Any PROFIBUS DP slave module (CM 1242-5) connected to the CPU
Any PROFINET device connected to the CPU over the PROFINET port
For example, a configuration with three PROFIBUS CMs (one CM 1243-5 master and
two CM 1242-5 slave modules) will reduce the maximum number of slave modules
that can be accessed by the PROFIBUS DP Master (CM 1243-5) to 14.
● AS-i: The S7-1200 CM 1243-2 AS-i Master allows the attachment of an AS-i network to
an S7-1200 CPU.
● CPU-to-CPU S7 communication
Teleservice communication
In TeleService via GPRS, an engineering station on which STEP 7 is installed communicates
via the GSM network and the Internet with a SIMATIC S7-1200 station with a CP 1242-7.
The connection runs via a telecontrol server that serves as an intermediary and is connected
to the Internet.
10.1 Number of asynchronous communication connections supported
The CPU supports the following maximum number of simultaneous, asynchronous
communication connections for PROFINET and PROFIBUS:
● 8 connections for Open User Communications (active or passive): TSEND_C, TRCV_C,
TCON, TDISCON, TSEND, and TRCV.
● 3 CPU-to-CPU S7 connections for server GET/PUT data
● 8 CPU-to-CPU S7 connections for client GET/PUT data
Note
S7-1200, S7-300, and S7-400 CPUs use the GET and PUT instructions for CPU-to-CPU
S7 communication. An S7-200 CPU uses ETHx_XFER instructions for CPU-to-CPU
S7 communication.

Communication
10.2 PROFINET
S7-1200 Programmable controller
System Manual, 04/2012, A5E02486680-06 425
● HMI connections: The CPU provides dedicated HMI connections to support up to 3 HMI
devices. (You can have up to 2 SIMATIC Comfort panels.) The total number of HMI is
affected by the types of HMI panels in your configuration. For example, you could have
up to three SIMATIC Basic panels connected to your CPU, or you could have up to two
SIMATIC Comfort panels with one additional Basic panel.
● PG connections: The CPU provides connections to support 1 programming device (PG).
● Webserver (HTTP) connections: The CPU provides connections for the Webserver.
10.2 PROFINET
10.2.1 Local/Partner connection
A Local / Partner (remote) connection defines a logical assignment of two communication
partners to establish communication services. A connection defines the following:
● Communication partners involved (One active, one passive)
● Type of connection (for example, a PLC, HMI, or device connection)
● Connection path
Communication partners execute the instructions to set up and establish the communication
connection. You use parameters to specify the active and passive communication end point
partners. After the connection is set up and established, it is automatically maintained and
monitored by the CPU. Refer to the section on "Configuring the Local/Partner connection"
(Page 127) for information about configuring the parameters for the connection.
If the connection is terminated (for example, due to a line break), the active partner attempts
to re-establish the configured connection. You do not have to execute the communication
instruction again.

Communication
10.2 PROFINET
S7-1200 Programmable controller
426 System Manual, 04/2012, A5E02486680-06
The CPU can communicate with other CPUs, with programming devices, with HMI devices,
and with non-Siemens devices using standard TCP communications protocols.
Programming device connected to the
CPU
HMI connected to the CPU
A CPU connected to another CPU
Ethernet switching
The PROFINET port on the CPU 1211C, 1212C, and 1214C does not contain an Ethernet
switching device. A direct connection between a programming device or HMI and a CPU
does not require an Ethernet switch. However, a network with more than two CPUs or HMI
devices requires an Ethernet switch.
1
① CPU 1215C
2
② CSM1277
Ethernet switch

Communication
10.2 PROFINET
S7-1200 Programmable controller
System Manual, 04/2012, A5E02486680-06 427
The CPU 1215C does have a 2-port Ethernet switch built into it. You can have a network
with a CPU 1215C and two other S7-1200 CPUs. You can also use the rack-mounted
CSM1277 4-port Ethernet switch for connecting multiple CPUs and HMI devices.
10.2.2 Open user communication
10.2.2.1 Connection IDs for the PROFINET instructions
When you insert the TSEND_C, TRCV_C or TCON PROFINET instructions into your user
program, STEP 7 creates an instance DB to configure the communications channel (or
connection) between the devices. Use the "Properties" of the instruction to configure the
parameters for the connection. Among the parameters is the connection ID for that
connection.
● The connection ID must be unique for the CPU. Each connection that you create must
have a different DB and connection ID.
● Both the local CPU and the partner CPU can use the same connection ID number for the
same connection, but the connection ID numbers are not required to match. The
connection ID number is relevant only for the PROFINET instructions within the user
program of the individual CPU.
● You can use any number for the connection ID of the CPU. However, configuring the
connection IDs sequentially from "1" provides an easy method for tracking the number of
connections in use for a specific CPU.
Note
Each TSEND_C, TRCV_C or TCON instruction in your user program creates a new
connection. It is important to use the correct connection ID for each connection.

Communication
10.2 PROFINET
S7-1200 Programmable controller
428 System Manual, 04/2012, A5E02486680-06
The following example shows the communication between two CPUs that utilize 2 separate
connections for sending and receiving the data.
● The TSEND_C instruction in CPU_1 links to the TRCV_V in CPU_2 over the first
connection ("connection ID 1" on both CPU_1 and CPU_2).
● The TRCV_C instruction in CPU_1 links to the TSEND_C in CPU_2 over the second
connection ("connection ID 2" on both CPU_1 and CPU_2).
① TSEND_C on CPU_1 creates a
connection and assigns a connection
ID to that connection (connection ID 1
for CPU_1).
② TRCV_C on CPU_2 creates the
connection for CPU_2 and assigns the
connection ID (connection ID 1 for
CPU_2).
③ TRCV_C on CPU_1 creates a second
connection for CPU_1 and assigns a
different connection ID for that
connection (connection ID 2 for
CPU_1).
ི
ཱ
ཱི
76(1'B&
75&9B&
75&9B&
76(1'B&
&38B &38B
④ TSEND_C on CPU_2 creates a
second connection and assigns a
different connection ID for that
connection (connection ID 2 for
CPU_2).

Communication
10.2 PROFINET
S7-1200 Programmable controller
System Manual, 04/2012, A5E02486680-06 429
The following example shows the communication between two CPUs that utilize 1
connection for both sending and receiving the data.
● Each CPU uses a TCON instruction to configure the connection between the two CPUs.
● The TSEND instruction in CPU_1 links to the TRCV instruction in CPU_2 by using the
connection ID ("connection ID 1") that was configured by the TCON instruction in CPU_1.
The TRCV instruction in CPU_2 links to the TSEND instruction in CPU_1 by using the
connection ID ("connection ID 1") that was configured by the TCON instruction in CPU_2.
● The TSEND instruction in CPU_2 links to the TRCV instruction in CPU_1 by using the
connection ID ("connection ID 1") that was configured by the TCON instruction in CPU_2.
The TRCV instruction in CPU_1 links to the TSEND instruction in CPU_2 by using the
connection ID ("connection ID 1") that was configured by the TCON instruction in CPU_1.
① TCON on CPU_1 creates a
connection and assigns a connection
ID for that connection on CPU_1
(ID=1).
② TCON on CPU_2 creates a
connection and assigns a connection
ID for that connection on CPU_2
(ID=1).
ཱ
ི
&38B &38B
7&21
76(1'
7&21
75&9
76(1'
75&9
③ TSEND and TRCV on CPU_1 use the
connection ID created by the TCON
on CPU_1 (ID=1).
TSEND and TRCV on CPU_2 use the
connection ID created by the TCON
on CPU_2 (ID=1).

Communication
10.2 PROFINET
S7-1200 Programmable controller
430 System Manual, 04/2012, A5E02486680-06
As shown in the following example, you can also use individual TSEND and TRCV
instruction to communication over a connection created by a TSEND_C or TRCV_C
instruction. The TSEND and TRCV instructions do not themselves create a new connection,
so must use the DB and connection ID that was created by a TSEND_C, TRCV_C or TCON
instruction.
① TSEND_C on CPU_1 creates a
connection and assigns a connection
ID to that connection (ID=1).
② TRCV_C on CPU_2 creates a
connection and assigns the
connection ID to that connection on
CPU_2 (ID=1).
ཱ
76(1'75&9
75&976(1'
ི
&38B &38B
76(1'B& 75&9B&
③ TSEND and TRCV on CPU_1 use the
connection ID created by the
TSEND_C on CPU_1 (ID=1).
TSEND and TRCV on CPU_2 use the
connection ID created by the TRCV_C
on CPU_2 (ID=1).
See also
Configuring the Local/Partner connection path (Page 127)
10.2.2.2 Protocols
The integrated PROFINET port of the CPU supports multiple communications standards
over an Ethernet network:
● Transport Control Protocol (TCP)
● ISO on TCP (RFC 1006)
● User Datagram Protocol (UDP)
Table 10- 1 Protocols and communication instructions for each
Protocol Usage examples Entering data in the
receive area
Communication
instructions
Addressing type
Ad hoc mode Only TRCV_C and
TRCV
TCP CPU-to-CPU
communication
Transport of frames Data reception with
specified length
TSEND_C, TRCV_C,
TCON, TDISCON,
TSEND, and TRCV
Assigns port numbers to
the Local (active) and
Partner (passive)
devices

Communication
10.2 PROFINET
S7-1200 Programmable controller
System Manual, 04/2012, A5E02486680-06 431
Protocol Usage examples Entering data in the
receive area
Communication
instructions
Addressing type
Ad hoc mode Only TRCV_C and
TRCV
ISO on TCP CPU-to-CPU
communication
Message
fragmentation and re-
assembly
Protocol-controlled TSEND_C, TRCV_C,
TCON, TDISCON,
TSEND, and TRCV
Assigns TSAPs to the
Local (active) and
Partner (passive)
devices
UDP CPU-to-CPU
communication
User program
communications
User Datagram Protocol TUSEND and TURCV Assigns port numbers to
the Local (active) and
Partner (passive)
devices, but is not a
dedicated connection
S7 communication CPU-to-CPU
communication
Read/write data
from/to a CPU
Data transmission and
reception with specified
length
GET and PUT Assigns TSAPs to the
Local (active) and
Partner (passive)
devices
PROFINET RT CPU-to-PROFINET
IO device
communication
Data transmission and
reception with specified
length
Built-in Built-in
10.2.2.3 Ad hoc mode
Typically, TCP and ISO-on-TCP receive data packets of a specified length, ranging from 1 to
8192 bytes. However, the TRCV_C and TRCV communication instructions also provide an
"ad hoc" communications mode that can receive data packets of a variable length from 1 to
1472 bytes.
Note
If you store the data in an "optimized" DB (symbolic only), you can receive data only in
arrays of Byte, Char, USInt, and SInt data types.
To configure the TRCV_C or TRCV instruction for ad hoc mode, set the LEN parameter to
65535 (0xFFFF).
If you do not call the TRCV_C or TRCV instruction in ad hoc mode frequently, you could
receive more than one packet in one call. For example: If you were to receive five 100-byte
packets with one call, TCP would deliver these five packets as one 500-byte packet, while
ISO-on-TCP would restructure the packets into five 100-byte packets.
10.2.2.4 TCP and ISO on TCP
Transport Control Protocol (TCP) is a standard protocol described by RFC 793:
Transmission Control Protocol. The primary purpose of TCP is to provide reliable, secure
connection service between pairs of processes. This protocol has the following features:
● An efficient communications protocol since it is closely tied to the hardware
● Suitable for medium-sized to large data amounts (up to 8192 bytes)
● Provides considerably more facilities for applications, notably error recovery, flow control,
and reliability

Communication
10.2 PROFINET
S7-1200 Programmable controller
432 System Manual, 04/2012, A5E02486680-06
● A connection-oriented protocol
● Can be used very flexibly with third-party systems which exclusively support TCP
● Routing-capable
● Only static data lengths are applicable.
● Messages are acknowledged.
● Applications are addressed using port numbers.
● Most of the user application protocols, such as TELNET and FTP, use TCP.
● Programming effort is required for data management due to the SEND / RECEIVE
programming interface.
International Standards Organization (ISO) on Transport Control Protocol (TCP) (RFC 1006)
(ISO on TCP) is a mechanism that enables ISO applications to be ported to the TCP/IP
network. This protocol has the following features:
● An efficient communications protocol closely tied to the hardware
● Suitable for medium-sized to large data amounts (up to 8192 bytes)
● In contrast to TCP, the messages feature an end-of-data identification and are message-
oriented.
● Routing-capable; can be used in WAN
● Dynamic data lengths are possible.
● Programming effort is required for data management due to the SEND / RECEIVE
programming interface.
Using Transport Service Access Points (TSAPs), TCP protocol allows multiple connections
to a single IP address (up to 64K connections). With RFC 1006, TSAPs uniquely identify
these communication end point connections to an IP address.
TSEND_C and TRCV_C
The TSEND_C instruction combines the functions of the TCON, TDISCON and TSEND
instructions. The TRCV_C instruction combines the functions of the TCON, TDISCON, and
TRCV instructions. (Refer to "TCON, TDISCON, TSEND, AND TRCV (Page 439)" for more
information on these instructions.)

Communication
10.2 PROFINET
S7-1200 Programmable controller
System Manual, 04/2012, A5E02486680-06 433
The minimum size of data that you can transmit (TSEND_C) or receive (TRCV_C) is one
byte; the maximum size is 8192 bytes. TSEND_C does not support the transmission of data
from boolean locations, and TRCV_C will not receive data into boolean locations. For
information transferring data with these instructions, see the section on data consistency
(Page 153).
Note
Initializing the communication parameters
After you insert the TSEND_C or TRCV_C instruction, use the "Properties" of the instruction
(Page 127) to configure the communication parameters. As you enter the parameters for the
communication partners in the inspector window, STEP 7 enters the corresponding data in
the DB for the instruction.
If you want to use a multi-instance DB, you must manually configure the DB on both CPUs.
Table 10- 2 TSEND_C and TRCV_C instructions
LAD / FBD SCL Description
"TSEND_C_DB"(
req:=_bool_in_,
cont:=_bool_in_,
len:=_uint_in_,
done=>_bool_out_,
busy=>_bool_out_,
error=>_bool_out_,
status=>_word_out_,
connect:=_struct_inout_,
data:=_variant_inout_,
com_rst:=_bool_inout_);
TSEND_C establishes a TCP or ISO on TCP
communication connection to a partner station,
sends data, and can terminate the connection.
After the connection is set up and established, it
is automatically maintained and monitored by
the CPU.
"TRCV_C_DB"(
en_r:=_bool_in_,
cont:=_bool_in_,
len:=_uint_in_,
done=>_bool_out_,
busy=>_bool_out_,
error=>_bool_out_,
status=>_word_out_,
rcvd_len=>_uint_out_,
connect:=_struct_inout_,
data:=_variant_inout_,
com_rst:=_bool_inout_);
TRCV_C establishes a TCP or ISO on TCP
communication connection to a partner CPU,
receives data, and can terminate the connection.
After the connection is set up and established, it
is automatically maintained and monitored by
the CPU.
1 STEP 7 automatically creates the DB when you insert the instruction.

Communication
10.2 PROFINET
S7-1200 Programmable controller
434 System Manual, 04/2012, A5E02486680-06
Table 10- 3 TSEND_C and TRCV_C data types for the parameters
Parameter and type Data type Description
REQ
(TSEND_C)
IN Bool Control parameter REQ starts the send job with the connection
described in CONNECT on a rising edge.
EN_R
(TRCV_C)
IN Bool Control parameter enabled to receive: When EN_R = 1,
TRCV_C is ready to receive. The receive job is processed.
CONT IN Bool 0: Disconnect
1: Establish and hold connection
LEN IN UInt Maximum number of bytes to be sent (TSEND_C) or received
(TRCV_C):
Default = 0: The DATA parameter determines the length of
the data to be sent (TSEND_C) or received (TRCV_C).
Ad hoc mode = 65535: A variable length of data is set for
reception (TRCV_C).
CONNECT IN_OUT TCON_Param Pointer to the connection description
DATA IN_OUT Variant Contains address and length of data to be sent (TSEND_C)
Contains start address and maximum length of received
data (TRCV_C).
COM_RST IN_OUT Bool Allows restart of the instruction:
0: Irrelevant
1: Complete restart of the function block, existing connection
will be terminated.
DONE OUT Bool 0: Job is not yet started or still running.
1: Job completed without error.
BUSY OUT Bool 0: Job is completed.
1: Job is not yet completed. A new job cannot be triggered.
ERROR OUT Bool Status parameters with the following values:
0: No error
1: Error occurred during processing. STATUS provides
detailed information on the type of error.
STATUS OUT Word Status information including error information. (Refer to the
"Error and Status Parameters" table below.)
RCVD_LEN
(TRCV_C)
OUT Int Amount of data actually received, in bytes
Note
The TSEND_C instruction requires a low-to-high transition at the REQ input parameter to
start a send job. The BUSY parameter is then set to 1 during processing. Completion of the
send job is indicated by either the DONE or ERROR parameters being set to 1 for one scan.
During this time, any low-to-high transition at the REQ input parameter is ignored.

Communication
10.2 PROFINET
S7-1200 Programmable controller
System Manual, 04/2012, A5E02486680-06 435
Note
The default setting of the LEN parameter (LEN = 0) uses the DATA parameter to determine
the length of the data being transmitted. Ensure that the DATA transmitted by the TSEND_C
instruction is the same size as the DATA parameter of the TRCV_C instruction.
TSEND_C operations
The following functions describe the operation of the TSEND_C instruction:
● To establish a connection, execute TSEND_C with CONT = 1.
● After successful establishing of the connection, TSEND_C sets the DONE parameter for
one cycle.
● To terminate the communication connection, execute TSEND_C with CONT = 0. The
connection will be aborted immediately. This also affects the receiving station. The
connection will be closed there and data inside the receive buffer could be lost.
● To send data over an established connection, execute TSEND_C with a rising edge on
REQ. After a successful send operation, TSEND_C sets the DONE parameter for one
cycle.
● To establish a connection and send data, execute TSEND_C with CONT =1 and REQ =
1. After a successful send operation, TSEND_C sets the DONE parameter for one cycle.
TRCV_C operations
The following functions describe the operation of the TRCV_C instruction:
● To establish a connection, execute TRCV_C with parameter CONT = 1.
● To receive data, execute TRCV_C with parameter EN_R = 1. TRCV_C receives the data
continuously when parameters EN_R = 1 and CONT = 1.
● To terminate the connection, execute TRCV_C with parameter CONT = 0. The
connection will be aborted immediately, and data could be lost.
TRCV_C handles the same receive modes as the TRCV instruction. The following table
shows how data is entered in the receive area.
Table 10- 4 Entering the data into the receive area
Protocol
variant
Entering the data in the
receive area
Parameter
"connection_type"
Value of the LEN parameter Value of the RCVD_LEN
parameter (bytes)
TCP Ad hoc mode B#16#11 65535 1 to 1472
TCP Data reception with
specified length
B#16#11 0 (recommended) or 1 to
8192, except 65535
1 to 8192
ISO on TCP Ad hoc mode B#16#12 65535 1 to 1472
ISO on TCP Protocol-controlled B#16#12 0 (recommended) or 1 to
8192, except 65535
1 to 8192

Communication
10.2 PROFINET
S7-1200 Programmable controller
436 System Manual, 04/2012, A5E02486680-06
Note
Ad hoc mode
The "ad hoc mode" exists with the TCP and ISO on TCP protocol variants. You set "ad hoc
mode" by assigning "65535" to the LEN parameter. The receive area is identical to the area
formed by DATA. The length of the received data will be output to the parameter
RCVD_LEN.
If you store the data in an "optimized" DB (symbolic only), you can receive data only in
arrays of Byte, Char, USInt, and SInt data types.
Note
Importing of S7-300/400 STEP 7 projects containing "ad hoc mode" into the S7-1200
In S7-300/400 STEP 7 projects, "ad hoc mode" is selected by assigning "0" to the LEN
parameter. In the S7-1200, you set "ad hoc mode" by assigning "65535" to the LEN
parameter.
If you import an S7-300/400 STEP 7 project containing "ad hoc mode" into the S7-1200, you
must change the LEN parameter to "65535".
Note
Due to the asynchronous processing of TSEND_C, you must keep the data in the sender
area consistent until the DONE parameter or the ERROR parameter assumes the value
TRUE.
For TSEND_C, a TRUE state at the parameter DONE means that the data was sent
successfully. It does not mean that the connection partner CPU actually read the receive
buffer.
Due to the asynchronous processing of TRCV_C, the data in the receiver area are only
consistent when parameter DONE = 1.
Table 10- 5 TSEND_C and TRCV_C instructions BUSY, DONE, and ERROR parameters
BUSY DONE ERROR Description
TRUE irrelevant irrelevant The job is being processed.
FALSE TRUE FALSE The job is successfully completed.
FALSE FALSE TRUE The job was ended with an error. The cause of the error can be found
in the STATUS parameter.
FALSE FALSE FALSE A new job was not assigned.

Communication
10.2 PROFINET
S7-1200 Programmable controller
System Manual, 04/2012, A5E02486680-06 437
Error and Status Parameters
Table 10- 6 TSEND_C and TRCV_C condition codes for ERROR and STATUS
ERROR STATUS Description
0 0000 Job executed without error
0 7000 No job processing active
0 7001 Start job processing, establishing connection, waiting for connection partner
0 7002 Data being sent or received
0 7003 Connection being terminated
0 7004 Connection established and monitored, no job processing active
1 8085 LEN parameter is greater than the largest permitted value.
1 8086 The CONNECT parameter is outside the permitted range.
1 8087 Maximum number of connections reached; no additional connection possible.
1 8088 LEN parameter is not valid for the memory area specified in DATA.
1 8089 The CONNECT parameter does not point to a data block.
1 8091 Maximum nesting depth exceeded.
1 809A The CONNECT parameter points to a field that does not match the length of the
connection description.
1 809B The local_device_id in the connection description does not match the CPU.
1 80A1 Communications error:
The specified connection was not yet established
The specified connection is currently being terminated; transmission over this
connection is not possible
The interface is being reinitialized
1 80A3 Attempt being made to terminate a nonexistent connection
1 80A4 IP address of the remote partner connection is invalid. For example, the remote partner
IP address is the same as the local partner IP address.
1 80A5 Connection ID is already in use.
1 80A7 Communications error: You called TDISCON before TSEND_C was complete.
1 80B2 The CONNECT parameter points to a data block that was generated with the keyword
UNLINKED.
1 80B3 Inconsistent parameters:
Error in the connection description
Local port (parameter local_tsap_id) is already present in another connection
description.
ID in the connection description different from the ID specified as parameter

Communication
10.2 PROFINET
S7-1200 Programmable controller
438 System Manual, 04/2012, A5E02486680-06
ERROR STATUS Description
1 80B4 When using the ISO on TCP (connection_type = B#16#12) to establish a passive
connection, condition code 80B4 alerts you that the TSAP entered did not conform to
one of the following address requirements:
For a local TSAP length of 2 and a TSAP ID value of either E0 or E1 (hexadecimal)
for the first byte, the second byte must be either 00 or 01.
For a local TSAP length of 3 or greater and a TSAP ID value of either E0 or E1
(hexadecimal) for the first byte, the second byte must be either 00 or 01 and all
other bytes must be valid ASCII characters.
For a local TSAP length of 3 or greater and the first byte of the TSAP ID does not
have a value of either E0 or E1 (hexadecimal), then all bytes of the TSAP ID must
be valid ASCII characters.
Valid ASCII characters are byte values from 20 to 7E (hexadecimal).
1 80B7 Data type and/or length of the transmitted data does not fit in the area in the partner
CPU in which it is to be written.
1 80C3 All connection resources are in use.
1 80C4 Temporary communications error:
The connection cannot be established at this time
The interface is receiving new parameters
The configured connection is currently being removed by a TDISCON.
1 8722 CONNECT parameter: Source area invalid: area does not exist in DB.
1 873A CONNECT parameter: Access to connection description is not possible (for example,
DB not available)
1 877F CONNECT parameter: Internal error such as an invalid ANY reference
1 893A Parameter contains the number of a DB that is not loaded.
Connection Ethernet protocols
Every CPU has an integrated PROFINET port, which supports standard PROFINET
communications. The TSEND_C and TRCV_C and TSEND and TRCV instructions all
support the TCP and ISO on TCP Ethernet protocols.
Refer to "Device Configuration: Configuring the Local/Partner connection path (Page 127)"
for more information.
See also
Parameters for the PROFINET connection (Page 129)

Communication
10.2 PROFINET
S7-1200 Programmable controller
System Manual, 04/2012, A5E02486680-06 439
TCON, TDISCON, TSEND, AND TRCV
Ethernet communication using TCP and ISO on TCP protocols
Note
TSEND_C and TRCV_C instructions
To help simplify the programming of PROFINET/Ethernet communication, the TSEND_C
instruction and the TRCV_C instruction combine the functionality of the TCON, TDISCON.
TSEND and TRCV instructions:
TSEND_C combines the TCON, TDISCON and TSEND instructions.
TRCV_C combines the TCON, TDISCON and TRCV instructions.
The following instructions control the communication process:
● TCON establishes the TCP/IP connection between the client and server (CPU) PC.
● TSEND and TRCV send and receive data.
● TDISCON breaks the connection.
The minimum size of data that you can transmit (TSEND) or receive (TRCV) is one byte; the
maximum size is 8192 bytes. TSEND does not support the transmission of data from
boolean locations, and TRCV will not receive data into boolean locations. For information
transferring data with these instructions, see the section on data consistency (Page 153).
TCON, TDISCON, TSEND, and TRCV operate asynchronously, which means that the job
processing extends over multiple instruction executions. For example, you start a job for
setting up and establishing a connection by executing an instruction TCON with parameter
REQ = 1. Then you use additional TCON executions to monitor the job progress and test for
job completion with parameter DONE.
The following table shows the relationships between BUSY, DONE, and ERROR. Use the
table to determine the current job status.
Table 10- 7 Interactions between the BUSY, DONE, and ERROR parameters
BUSY DONE ERROR Description
TRUE irrelevant irrelevant The job is being processed.
FALSE TRUE FALSE The job successfully completed.
FALSE FALSE TRUE The job was ended with an error. The cause of the error can be found in the
STATUS parameter.
FALSE FALSE FALSE A new job was not assigned.

Communication
10.2 PROFINET
S7-1200 Programmable controller
440 System Manual, 04/2012, A5E02486680-06
TCON and TDISCON
Note
Initializing the communication parameters
After you insert the TCON instruction, use the "Properties" of the instruction (Page 127) to
configure the communication parameters. As you enter the parameters for the
communication partners in the inspector window, STEP 7 enters the corresponding data in
the instance DB for the instruction.
If you want to use a multi-instance DB, you must manually configure the DB on both CPUs.
Table 10- 8 TCON and TDISCON instructions
LAD / FBD Description
"TCON_DB"(
req:=_bool_in_,
ID:=_undef_in_,
done=>_bool_out_,
busy=>_bool_out_,
error=>_bool_out_,
status=>_word_out_,
connect:=_struct_inout_);
TCP and ISO on TCP: TCON initiates a
communications connection from the CPU to a
communication partner.
"TDISCON_DB"(
req:=_bool_in_,
ID:=_word_in_,
done=>_bool_out_,
busy=>_bool_out_,
error=>_bool_out_,
status=>_word_out_);
TCP and ISO on TCP: TDISCON terminates a
communications connection from the CPU to a
communication partner.
1 STEP 7 automatically creates the DB when you insert the instruction.
Table 10- 9 Data types for the parameters of TCON and TDISCON
Parameter and type Data type Description
REQ IN Bool Control parameter REQ starts the job by establishing the
connection specified by ID. The job starts at rising edge.
ID IN CONN_OUC (Word) Reference to the connection to be established (TCON) or
terminated (TDISCON) to the remote partner, or between
the user program and the communication layer of the
operating system. The ID must be identical to the
associated parameter ID in the local connection description.
Value range: W#16#0001 to W#16#0FFF
CONNECT
(TCON)
IN_OUT TCON_Param Pointer to the connection description

Communication
10.2 PROFINET
S7-1200 Programmable controller
System Manual, 04/2012, A5E02486680-06 441
Parameter and type Data type Description
DONE OUT Bool 0: Job is not yet started or still running.
1: Job completed without error.
BUSY OUT Bool 0: Job is completed.
1: Job is not yet completed. A new job cannot be
triggered.
ERROR OUT Bool Status parameters with the following values:
0: No error
1: Error occurred during processing. STATUS provides
detailed information on the type of error.
STATUS OUT Word Status information including error information. (Refer to the
Error and Status condition codes in the table below.)
Both communication partners execute the TCON instruction to set up and establish the
communication connection. You use parameters to specify the active and passive
communication end point partners. After the connection is set up and established, it is
automatically maintained and monitored by the CPU.
If the connection is terminated due to a line break or due to the remote communications
partner, for example, the active partner attempts to re-establish the configured connection.
You do not have to execute TCON again.
An existing connection is terminated and the set-up connection is removed when the
TDISCON instruction is executed or when the CPU has gone into STOP mode. To set up
and re-establish the connection, you must execute TCON again.
Table 10- 10 ERROR and STATUS condition codes for TCON and TDISCON
ERROR STATUS Description
0 0000 Connection was established successfully.
0 7000 No job processing active
0 7001 Start job processing; establishing connection (TCON) or terminating connection
(TDISCON)
0 7002 Follow-on call (REQ irrelevant); establishing connection (TCON) or terminating
connection (TDISCON)
1 8086 The ID parameter is outside the permitted address range.
1 8087 TCON: Maximum number of connections reached; no additional connection possible.
1 809B TCON: The local_device_id in the connection description does not match the CPU.
1 80A1 TCON: Connection or port is already occupied by user.
1 80A2 TCON: Local or remote port is occupied by the system.
1 80A3 Attempt being made to re-establish an existing connection (TCON) or terminate a non-
existent connection (TDISCON).
1 80A4 TCON: IP address of the remote connection end point is invalid; it may match the local
IP address.
1 80A5 TCON: Connection ID is already in use.
1
()
80A7 TCON: Communications error: you executed TDISCON before TCON was complete.
TDISCON must first completely terminate the connection referenced by the ID.

Communication
10.2 PROFINET
S7-1200 Programmable controller
442 System Manual, 04/2012, A5E02486680-06
ERROR STATUS Description
1 80B4 TCON: When using the ISO on TCP (connection_type = B#16#12) to establish a
passive connection, condition code 80B4 alerts you that the TSAP entered did not
conform to one of the following address requirements:
For a local TSAP length of 2 and a TSAP ID value of either E0 or E1 (hexadecimal)
for the first byte, the second byte must be either 00 or 01.
For a local TSAP length of 3 or greater and a TSAP ID value of either E0 or E1
(hexadecimal) for the first byte, the second byte must be either 00 or 01 and all
other bytes must be valid ASCII characters.
For a local TSAP length of 3 or greater and the first byte of the TSAP ID does not
have a value of either E0 or E1 (hexadecimal), then all bytes of the TSAP ID must
be valid ASCII characters.
Valid ASCII characters are byte values from 20 to 7E (hexadecimal).
1 80B6 TCON: Parameter assignment error in parameter connection_type
1 80B7 TCON: Data type and/or length of the transmitted data does not fit in the area in the
partner CPU, in which it is to be written.
1) 80B8 TCON: Parameter in the local connection description and Parameter ID are different.
1 80C3 TCON: All connection resources are in use.
1 80C4 Temporary communications error:
The connection cannot be established at this time (TCON).
The configured connection is currently being removed by TDISCON (TCON).
The connection is currently being established (TDISCON).
The interface is receiving new parameters (TCON and TDISCON).

Communication
10.2 PROFINET
S7-1200 Programmable controller
System Manual, 04/2012, A5E02486680-06 443
TSEND and TRCV
Table 10- 11 TSEND and TRCV instructions
LAD / FBD SCL Description
"TSEND_DB"(
req:=_bool_in_,
ID:=_word_in_,
len:=_uint_in_,
done=>_bool_out_,
busy=>_bool_out_,
error=>_bool_out_,
status=>_word_out_,
data:=_variant_inout_);
TCP and ISO on TCP: TSEND sends data
through a communication connection from the
CPU to a partner station.
"TRCV_DB"(
en_r:=_bool_in_,
ID:=_word_in_,
len:=_uint_in_,
ndr=>_bool_out_,
busy=>_bool_out_,
error=>_bool_out_,
status=>_word_out_,
rcvd_len=>_uint_out_,
data:=_variant_inout_);
TCP and ISO on TCP: TRCV receives data
through a communication connection from a
partner station to the CPU.
1 STEP 7 automatically creates the DB when you insert the instruction.
Table 10- 12 Data types for the parameters of TSEND and TRCV
Parameter and type Data type Description
REQ IN Bool TSEND: Starts the send job on a rising edge. The data is
transferred from the area specified by DATA and LEN.
EN_R
IN Bool TRCV: Enables the CPU to receive; with EN_R = 1, the TRCV is
ready to receive. The receive job is processed.
ID IN CONN_OUC
(Word)
Reference to the associated connection. ID must be identical to
the associated parameter ID in the local connection description.
Value range: W#16#0001 to W#16#0FFF
LEN IN UInt Maximum number of bytes to be sent (TSEND) or received
(TRCV):
Default = 0: The DATA parameter determines the length of the
data to be sent (TSEND) or received (TRCV).
Ad hoc mode = 65535: A variable length of data is set for
reception (TRCV).
DATA IN_OUT Variant Pointer to send (TSEND) or receive (TRCV) data area; data area
contains the address and length. The address refers to I memory,
Q memory, M memory, or a DB.

Communication
10.2 PROFINET
S7-1200 Programmable controller
444 System Manual, 04/2012, A5E02486680-06
Parameter and type Data type Description
DONE OUT Bool TSEND:
0: Job not yet started or still running.
1: Job executed without error.
NDR OUT Bool TRCV:
NDR = 0: Job not yet started or still running.
NDR = 1: Job successfully completed.
BUSY OUT Bool BUSY = 1: The job is not yet complete. A new job cannot be
triggered.
BUSY = 0: Job is complete.
ERROR OUT Bool ERROR = 1: Error occurred during processing. STATUS provides
detailed information on the type of error
STATUS OUT Word Status information including error information. (Refer to the Error
and Status condition codes in the table below.)
RCVD_LEN OUT Int TRCV: Amount of data actually received in bytes
Note
The TSEND instruction requires a low-to-high transition at the REQ input parameter to start
a send job. The BUSY parameter is then set to 1 during processing. Completion of the send
job is indicated by either the DONE or ERROR parameters being set to 1 for one scan.
During this time, any low-to-high transition at the REQ input parameter is ignored.
TRCV Operations
The TRCV instruction writes the received data to a receive area that is specified by the
following two variables:
● Pointer to the start of the area
● Length of the area or the value supplied at the LEN input if not 0
Note
The default setting of the LEN parameter (LEN = 0) uses the DATA parameter to
determine the length of the data being transmitted. Ensure that the DATA transmitted by
the TSEND instruction is the same size as the DATA parameter of the TRCV instruction.
As soon as all the job data has been received, TRCV transfers it to the receive area and sets
NDR to 1.

Communication
10.2 PROFINET
S7-1200 Programmable controller
System Manual, 04/2012, A5E02486680-06 445
Table 10- 13 Entering the data into the receive area
Protocol
variant
Entering the data in the
receive area
Parameter
"connection_type"
Value of the LEN parameter Value of the RCVD_LEN
parameter (bytes)
TCP Ad hoc mode B#16#11 65535 1 to 1472
TCP Data reception with
specified length
B#16#11 0 (recommended) or 1 to
8192, except 65535
1 to 8192
ISO on TCP Ad hoc mode B#16#12 65535 1 to 1472
ISO on TCP protocol-controlled B#16#12 0 (recommended) or 1 to
8192, except 65535
1 to 8192
Note
Ad hoc mode
The "ad hoc mode" exists with the TCP and ISO on TCP protocol variants. You set "ad hoc
mode" by assigning "65535" to the LEN parameter. The receive area is identical to the area
formed by DATA. The length of the received data will be output to the parameter
RCVD_LEN. Immediately after receiving a block of data, TRCV enters the data in the receive
area and sets NDR to 1.
If you store the data in an "optimized" DB (symbolic only), you can receive data only in
arrays of Byte, Char, USInt, and SInt data types.
Note
Importing of S7-300/400 STEP 7 projects containing "ad hoc mode" into the S7-1200
In S7-300/400 STEP 7 projects, "ad hoc mode" is selected by assigning "0" to the LEN
parameter. In the S7-1200, you set "ad hoc mode" by assigning "65535" to the LEN
parameter.
If you import an S7-300/400 STEP 7 project containing "ad hoc mode" into the S7-1200, you
must change the LEN parameter to "65535".
Table 10- 14 ERROR and STATUS condition codes for TSEND and TRCV
ERROR STATUS Description
0 0000 Send job completed without error (TSEND)
New data accepted: The current length of the received data is shown in RCVD_LEN
(TRCV).
0 7000 No job processing active (TSEND)
Block not ready to receive (TRCV)
0 7001 Start of job processing, data being sent: During this processing the operating
system accesses the data in the DATA send area (TSEND).
Block is ready to receive, receive job was activated (TRCV).

Communication
10.2 PROFINET
S7-1200 Programmable controller
446 System Manual, 04/2012, A5E02486680-06
ERROR STATUS Description
0 7002 Follow-on instruction execution (REQ irrelevant), job being processed: The
operating system accesses the data in the DATA send area during this processing
(TSEND).
Follow-on instruction execution, receive job being processed: Data is written to the
receive area during this processing. For this reason, an error could result in
inconsistent data in the receive area (TRCV).
1 8085 LEN parameter is greater than the largest permitted value (TSEND) and (TRCV).
LEN or DATA parameter changed since the first instruction execution (TRCV).
1 8086 The ID parameter is not in the permitted address range.
1 8088 The LEN parameter is larger than the memory area specified in DATA.
1 80A1 Communications error:
The specified connection has not yet established (TSEND and TRCV).
The specified connection is currently being terminated. Transmission or a receive
job over this connection is not possible (TSEND and TRCV).
The interface is being reinitialized (TSEND).
The interface is receiving new parameters (TRCV).
1 80C3 Internal lack of resources: A block with this ID is already being processed in a different
priority class.
1 80C4 Temporary communications error:
The connection to the communications partner cannot be established at this time.
The interface is receiving new parameter settings, or the connection is currently
being established.
Connection Ethernet protocols
Every CPU has an integrated PROFINET port, which supports standard PROFINET
communications. The TSEND_C, TRCV_C, TSEND and TRCV instructions all support the
TCP and ISO on TCP Ethernet protocols.
Refer to "Device Configuration: Configuring the Local/Partner connection path (Page 127)"
for more information.
See also
Parameters for the PROFINET connection (Page 129)
10.2.2.5 UDP
UDP is a standard protocol described by RFC 768: User Datagram Protocol. UDP provides a
mechanism for one application to send a datagram to another; however, delivery of data is
not guaranteed. This protocol has the following features:
● A quick communications protocol, because it is very hardware-intimate
● Suitable for small-sized to medium data amounts (up to 2048 bytes)

Communication
10.2 PROFINET
S7-1200 Programmable controller
System Manual, 04/2012, A5E02486680-06 447
● UDP is a simpler transport control protocol than TCP, with a thin layer that yields low
overheads
● Can be used very flexibly with many third-party systems
● Routing-capable
● Uses port numbers to direct the datagrams
● Messages are unacknowledged: The application is required to take responsibility for error
recovery and security
● Programming effort is required for data management due to the SEND / RECEIVE
programming interface
UDP supports broadcast communication. To use broadcast, you must configure the IP
address portion of the ADDR configuration. For example: A CPU with an IP address of
192.168.2.10 and seubnet mask of 255.255.255.0 would use a broadcast address of
192.168.2.255.
TUSEND and TURCV
The following instructions control the UDP communication process:
● TCON establishes the communication between the client and server (CPU) PC.
● TUSEND and TURCV send and receive data.
● TDISCON disconnects the communication between the client and server.
Refer to TCON, TDISCON, TSEND, and TRCV (Page 439) in the "TCP and ISO-on-TCP"
section for more information on the TCON and TDISCON communication instructions.
Table 10- 15 TUSEND and TURCV instructions
LAD / FBD SCL Description
"TUSEND_DB"(
req:=_bool_in_,
ID:=_word_in_,
len:=_uint_in_,
done=>_bool_out_,
busy=>_bool_out_,
error=>_bool_out_,
status=>_word_out_,
data:=_variant_inout_);
The TUSEND instruction sends data via UDP to
the remote partner specified by the parameter
ADDR.
To start the job for sending data, call the TUSEND
instruction with REQ = 1.
"TURCV_DB"(
en_r:=_bool_in_,
ID:=_word_in_,
len:=_uint_in_,
ndr=>_bool_out_,
busy=>_bool_out_,
error=>_bool_out_,
status=>_word_out_,
rcvd_len=>_uint_out_,
data:=_variant_inout_);
The TURCV instruction receives data via UDP.
The parameter ADDR shows the address of the
sender. After successful completion of TURCV, the
parameter ADDR contains the address of the
remote partner (the sender).
TURCV does not support ad hoc mode.
To start the job for receiving data, call the TURCV
instruction with EN_R = 1.
1 STEP 7 automatically creates the DB when you insert the instruction.

Communication
10.2 PROFINET
S7-1200 Programmable controller
448 System Manual, 04/2012, A5E02486680-06
TCON, TDISCON, TUSEND, and TURCV operate asynchronously, which means that the job
processing extends over multiple instruction executions.
Table 10- 16 TUSEND and TURCV data types for the parameters
Parameter and type Data type Description
REQ
(TUSEND)
IN Bool Starts the send job on a rising edge. The data is transferred from
the area specified by DATA and LEN.
EN_R
(TURCV)
IN Bool 0: CPU cannot receive.
1: Enables the CPU to receive. The TURCV instruction is
ready to receive, and the receive job is processed.
ID IN Word Reference to the associated connection between the user
program and the communication level of the operating system.
ID must be identical to the associated parameter ID in the local
connection description.
Range of values: W#16#0001 to W#16#0FFF.
LEN IN UInt Number of bytes to be sent (TUSEND) or received (TURCV).
Default = 0. The DATA parameter determines the length of
the data to be sent or received.
Otherwise, range of values: 1 to 1472
DONE
(TUSEND)
IN Bool Status parameter DONE (TUSEND):
0: Job is not yet started or still running.
1: Job completed without error.
NDR
(TURCV)
OUT Bool Status parameter NDR (TURCV):
0: Job not yet started or still running.
1: Job has successfully completed.
BUSY OUT Bool 1: Job is not yet completed. A new job cannot be triggered.
0: Job has completed.
ERROR OUT Bool Status parameters with the following values:
0: No error
1: Error occurred during processing. STATUS provides
detailed information on the type of error.
STATUS OUT Word Status information including error information. (Refer to the Error
and Status condition codes in the table below.)

Communication
10.2 PROFINET
S7-1200 Programmable controller
System Manual, 04/2012, A5E02486680-06 449
Parameter and type Data type Description
DATA IN_OUT Variant Address of the sender area (TUSEND) or receive area
(TURCV):
The process image input table
The process image output table
A memory bit
A data block
ADDR IN_OUT Variant Pointer to the address of the receiver (for TUSEND) or sender
(for TURCV) (for example, P#DB100.DBX0.0 byte 8). The
pointer may point to any memory area.
A structure of 8 bytes is required as follows:
First 4 bytes contain the remote IP address.
Next 2 bytes specify the remote port number.
Last 2 bytes are reserved.
The job status is indicated at the output parameters BUSY and STATUS. STATUS
corresponds to the RET_VAL output parameter of asynchronously functioning instructions.
The following table shows the relationships between BUSY, DONE (TUSEND), NDR
(TURCV), and ERROR. Using this table, you can determine the current status of the
instruction (TUSEND or TURCV) or when the sending (transmission) / receiving process is
complete.
Table 10- 17 Status of BUSY, DONE (TUSEND) / NDR (TURCV), and ERROR parameters
BUSY DONE / NDR ERROR Description
TRUE irrelevant irrelevant The job is being processed.
FALSE TRUE FALSE The job was completed successfully.
FALSE FALSE TRUE The job was ended with an error. The cause of the error can be
found in the STATUS parameter..
FALSE FALSE FALSE The instruction was not assigned a (new) job.
1 Due to the asynchronous function of the instructions: For TUSEND, you must keep the data in the sender area
consistent until the DONE parameter or the ERROR parameter assumes the value TRUE. For TURCV, the data in the
receiver area are only consistent when the NDR parameter assumes the value TRUE.
Table 10- 18 TUSEND and TURCV condition codes for ERROR and STATUS
ERROR STATUS Description
0 0000 Send job completed without error (TUSEND).
New data were accepted. The current length of the received data is shown in
RCVD_LEN (TURCV).
0 7000 No job processing active (TUSEND)
Block not ready to receive (TURCV)

Communication
10.2 PROFINET
S7-1200 Programmable controller
450 System Manual, 04/2012, A5E02486680-06
ERROR STATUS Description
0 7001 Start of job processing, data being sent (TUSEND): During this processing, the
operating system accesses the data in the DATA send area.
Block is ready to receive, receive job was activated (TURCV).
0 7002 Follow-on instruction execution (REQ irrelevant), job being processed (TUSEND):
During this processing, the operating system accesses the data in the DATA send
area.
Follow-on instruction execution, job being processed: During this processing, the
TURCV instruction writes data to the receive area. For this reason, an error could
result in inconsistent data in the receive area.
1 8085 LEN parameter is greater than the largest permitted value, has the value 0 (TUSEND),
or you changed the value of the LEN or DATA parameter since the first instruction
execution (TURCV).
1 8086 The ID parameter is not in the permitted address range.
1 8088 LEN parameter is larger than the memory area (TUSEND) or receive area (TURCV)
specified in DATA.
Receive area is too small (TURCV).
1 8089 ADDR parameter does not point to a data block.
1 80A1 Communications error:
The specified connection between user program and communications layer of the
operating system has not yet been established.
The specified connection between the user program and the communication layer of
the operating system is currently being terminated. Transmission (TUSEND) or a
receive job (TURCV) over this connection is not possible.
The interface is being reinitialized.
1 80A4 IP address of the remote connection end point is invalid; it is possible that it matches
the local IP address (TUSEND).
1 80B3 The set protocol variant (connection_type parameter in the connection description)
is not UDP. Please use the TSEND or TRCV instruction.
ADDR parameter: Invalid settings for port number (TUSEND)
1 80C3 A block with this ID is already being processed in a different priority class.
Internal lack of resources
1 80C4 Temporary communications error:
The connection between the user program and the communication level of the
operating system cannot be established at this time (TUSEND).
The interface is receiving new parameters (TUSEND).
The connection is currently being reinitiated (TURCV).
Connection Ethernet protocols
Every CPU has an integrated PROFINET port, which supports standard PROFINET
communications. The TUSEND and TURCV instructions support the UDP Ethernet protocol.
Refer to "Configuring the Local/Partner connection path" (Page 127)" in the "Device
configuration" chapter for more information.

Communication
10.2 PROFINET
S7-1200 Programmable controller
System Manual, 04/2012, A5E02486680-06 451
Operations
Both partners are passive in UDP communication. Typical parameter start values for the
"TCON_Param" data type are shown in the following table. Port numbers (LOCAL_TSAP_ID)
are written in a 2-byte format. All ports except for 161, 34962, 34963, and 34964 are
allowed.
Table 10- 19 "TCON_Param" data type parameter values
TCON instruction TCON "UDP Conn DB"
The TUSEND instruction sends data through UDP to the remote partner specified in the
"TADDR_Param" data type. The TURCV instruction receives data through UDP. After a
successful execution of the TURCV instruction, the "TADDR_Param" data type shows the
address of the remote partner (the sender).
Table 10- 20 "TADDR_Param" data type parameter values
TUSEND instruction TUSEND "UDP ADDR DB"
10.2.2.6 T_CONFIG
The T_CONFIG instruction changes the IP configuration parameters of the PROFINET port
from the user program, allowing the permanent change or setting of the following features:
● Station name
● IP address

Communication
10.2 PROFINET
S7-1200 Programmable controller
452 System Manual, 04/2012, A5E02486680-06
● Subnet mask
● Router address
Note
Located in the CPU "Properties", "Ethernet address" page, the "Set IP address using a
different method" (Page 457) radio button allows you to change the IP address online or
by using the "T_CONFIG" instruction after the program is downloaded. This IP address
assignment method is for the CPU only.
Located in the CPU "Properties", "Ethernet address" page, the "Set PROFINET device
name using a different method" (Page 458) radio button allows you to change the
PROFINET device name online or by using the "T_CONFIG" instruction after the program
is downloaded. This PROFINET device name assignment method is for the CPU only.
WARNING
After you use the T_CONFIG to change an IP configuration parameter, the CPU
restarts. The CPU will go to STOP mode, warm restart, and return to RUN mode.
Control devices can fail in an unsafe condition, resulting in unexpected operation of
controlled equipment. Such unexpected operations could result in death or serious injury
to personnel, and/or damage to equipment.
Ensure that your process will go to a safe state when the CPU restarts as a result of
T_CONFIG instruction execution.
Table 10- 21 T_CONFIG instruction
LAD / FBD SCL Description
"T_CONFIG_DB"(
req:=_bool_in_,
interface:=_word_in_,
conf_Data:=_variant_in_,
done=>_bool_out_,
busy=>_bool_out_,
error=>_bool_out_,
status=>_dword_out_,
err_loc=>_word_out_);
Use the T_CONFIG instruction to change the IP
configuration parameters from your user program.
T_CONFIG works asynchronously. The execution
extends over multiple calls.
Table 10- 22 Data types for the parameters
Parameter and type Data type Description
REQ Input Bool Starts the instruction on the rising edge.
INTERFACE Input HW_Interface ID of network interface
CONF_DATA Input Variant Reference to the structure of the configuration data;
CONF_DATA is defined by a System Data Type (SDT).
DONE Output Bool 0: Job has not yet started or is still running.
1: Job was executed without error.

Communication
10.2 PROFINET
S7-1200 Programmable controller
System Manual, 04/2012, A5E02486680-06 453
Parameter and type Data type Description
BUSY Output Bool 0: The job is complete.
1: The job is not yet complete. A new job cannot be
triggered.
ERROR Output Bool Status parameters with the following values:
0: No error
1: Error occurred during processing. STATUS provides
detailed information on the type of error.
STATUS Output DWord Status information including error information. (Refer to
the Error and Status condition codes in the table below.)
ERR_LOC Output DWord Fault location (field ID and subfield ID of the error
parameter)
The IP configuration information is placed in the CONF_DATA data block, along with a
Variant pointer on parameter CONF_DATA referenced above. The successful execution of
the T_CONFIG instruction ends with the handover of the IP configuration data to the network
interface. Errors are assigned to the STATUS output parameter.
Table 10- 23 Condition codes for ERROR and STATUS
ERROR STATUS Description
0 00000000 No error
0 00700000 The job is not finished (BUSY = 1).
0 00700100 Start of job execution
0 00700200 Intermediate call (REQ irrelevant)
1 C08xyy00 General failure
1 C0808000 LADDR parameters for identification of the interface are invalid.
1 C0808100 LADDR parameters for identification of the interface have been assigned a non-supported
hardware interface.
1 C0808200 CONF_DATA parameter error: Data type of the Variant pointer does not match the data
type Byte.
1 C0808300 CONF_DATA parameter error: The area pointer is not in the DB of the Variant pointer.
1 C0808400 CONF_DATA parameter error: The Variant pointer is the wrong length.
1 C0808600 Reserved
1 C0808700 Inconsistency in the CONF_DATA data block length to the IP configuration
1 C0808800 The parameters of the CONF_DATA data block field_type_id are invalid. (Only
field_type_id = 0 is allowed.)
1 C0808900 The parameters of the CONF_DATA data block field_type_id are invalid or have been
used several times.
1 C0808A00 LEN length of the IP configuration parameters or subfield_cnt errors
1 C0808B00 The IP configuration ID parameter is invalid or unsupported.
1 C0808C00 The Sub-block of the IP configuration is incorrectly placed (Sub-block wrong, wrong order,
or used multiple times).
1 C0808D00 The length of a statement LEN Sub-blocks is invalid.
1 C0808E00 The value of the parameter in Sub-blocks mode is invalid.
1 C0808F00 Sub-block conflict between the IP configuration and a previous Sub-block.

Communication
10.2 PROFINET
S7-1200 Programmable controller
454 System Manual, 04/2012, A5E02486680-06
ERROR STATUS Description
1 C0809000 The parameters of the subfield are write-protected (for example: parameters are specified
by configuration, or PNIO mode is enabled).
1 C0809100 Reserved
1 C0809400 A parameter in the Sub-block IP configuration has not been defined or may not be used.
1 C0809500 There is an inconsistency between a parameter of the Sub-block IP configuration and
other parameters.
1 C080C200 Instruction cannot be executed. This error can occur if, for example, communication with
the interface has been lost.
1 C080C300 There are not enough resources. This error can occur if, for example, the instruction is
called multiple times with different parameters
1 C080C400 Communication failure. The error can occur temporarily and will require a repeat of the
user program.
1 C080D200 Execution of the instruction is not supported by the PROFINET interface.
CONF_DATA Data block
The following diagram shows how the configuration data to be transferred is stored in the
configuration DB.
&21)B'% ,)B&21)B+HDGHU VXEILHOGBW\SHBLG
VXEILHOGBOHQJWK
VXEILHOGBPRGH
ུ
ཱུ
ཱི
ི
ཱ
① Configuration DB ④ Subfield 2
② Configuration data ⑤ Subfield
n
③ Subfield 1 ⑥ Subfield-specific parameters
The configuration data of CONF_DB consists of a field that contains a header
(IF_CONF_Header) and several subfields. IF_CONF_Header provides the following
elements:
● field_type_id (data type UInt): Zero
● field_id (data type UInt): Zero
● subfield_cnt (data type UInt): Number of subfields

Communication
10.2 PROFINET
S7-1200 Programmable controller
System Manual, 04/2012, A5E02486680-06 455
Each subfield consists of a header (subfield_type_id, subfield_length, subfield_mode) and
the subfield-specific parameters. Each subfield must consist of an even number of bytes.
The subfield_mode supports a value of 1.
Note
Only one field (IF_CONF_Header) is currently allowed. Its parameters field_type_id and
field_id must have the value zero. Other fields with different values for field_type_id and
field_id are subject to future extensions.
In the IF_CONF_Header field, only two subfields, "addr" (IP address) and "nos" (Name of
station) are currently allowed.
Table 10- 24 Subfields supported
subfield_type_id Data type Explanation
30 IF_CONF_V4 IP parameters: IP address, subnet mask, router address
40 IF_CONF_NOS PROFINET IO device name (Name of station)
Table 10- 25 Elements of the IF_CONF_V4 data type
Name Data type Start value Description
Id UInt 30 subfield_type_id
len UInt 18 subfield_length
mode UInt 1 subfield_mode (1: permanent)
InterfaceAddress IP_V4
ADDR Array [1..4] of Byte
- Interface address
ADDR[1] Byte b#16#C8 IP address high byte: 200
ADDR[2] Byte b#16#0C IP address high byte: 12
ADDR[3] Byte b#16#01 IP address low byte: 1
ADDR[4] Byte b#16#90 IP address low byte: 144
SubnetMask IP_V4
ADDR Array [1..4] of Byte
- Subnet mask
ADDR[1] Byte b#16#FF Subnet mask high byte: 255
ADDR[2] Byte b#16#FF Subnet mask high byte: 255
ADDR[3] Byte b#16#FF Subnet mask low byte: 255
ADDR[4] Byte b#16#00 Subnet mask low byte: 0
DefaultRouter IP_V4
ADDR Array [1..4] of Byte
- Default router
ADDR[1] Byte b#16#C8 Router high byte: 200
ADDR[2] Byte b#16#0C Router high byte: 12
ADDR[3] Byte b#16#01 Router low byte: 1
ADDR[4] Byte b#16#01 Router low byte: 1

Communication
10.2 PROFINET
S7-1200 Programmable controller
456 System Manual, 04/2012, A5E02486680-06
Table 10- 26 Elements of the IF_CONF_NOS data type
Name Data type Start value Description
id UInt 40 subfield_type_id
len UInt 246 subfield_length
mode UInt 1 subfield_mode (1: permanent)
Nos (Name of
station)
Array[1..240]
of Byte
0 Station name: You must occupy the ARRAY from the first byte. If
the ARRAY is longer than the station name to be assigned, you
must enter a zero byte after the actual station name (in
conformity with IEC 61158-6-10). Otherwise, nos is rejected and
the "T_CONFIG (Page 451)" instruction enters the error code
DW#16#C0809400 in STATUS. If you occupy the first byte with
zero, the station name is deleted.
The station name is subject to the following limitations:
● A name component within the station name, i.e., a character string between two dots,
must not exceed 63 characters.
● No special characters such as umlauts, brackets, underscore, slash, blank space, etc.
The only special character permitted is the dash.
● The station name must not begin or end with the "-" character.
● The station name must not begin with a number.
● The station name form n.n.n.n (n = 0, ... 999) is not permitted.
● The station name must not begin with the string "port-xyz" or "port-xyz-abcde" (a, b, c, d,
e, x, y, z = 0, ... 9).
Note
You can also create an ARRAY "nos" that is shorter then 240 bytes, but not less than 2
bytes. In this case, you must adjust the "len" (length of subfield) tag accordingly.

Communication
10.2 PROFINET
S7-1200 Programmable controller
System Manual, 04/2012, A5E02486680-06 457
How to change IP parameters
In the following example, in the "addr" subfield, the "InterfaceAddress" (IP address),
"SubnetMask", and "DefaultRouter" (IP router) are changed. In the CPU "Properties",
"Ethernet address" page, the "Set IP address using a different method" radio button must be
clicked to enable you to change the IP address using the "T_CONFIG" instruction after the
program is downloaded.
Table 10- 27 How to change IP parameters

Communication
10.2 PROFINET
S7-1200 Programmable controller
458 System Manual, 04/2012, A5E02486680-06
How to change IP parameters and PROFINET IO device names
In the following example, both the "addr" and "nos" (Name of station) subfields are changed.
In the CPU "Properties", "Ethernet address" page, the "Set PROFINET device name using a
different method" radio button must be clicked to enable you to change the PROFINET
device name using the "T_CONFIG" instruction after the program is downloaded.
Table 10- 28 How to change IP parameters and PROFINET IO device names
10.2.2.7 Common parameters for instructions
REQ input parameter
Many of the Open User Communication instructions use the REQ input to initiate the
operation on a low to high transition. The REQ input must be high (TRUE) for one execution
of an instruction, but the REQ input can remain TRUE for as long as desired. The instruction
does not initiate another operation until it has been executed with the REQ input FALSE so
that the instruction can reset the history state of the REQ input. This is required so that the
instruction can detect the low to high transition to initiate the next operation.
When you place one of these instructions in your program, STEP 7 prompts you to identify
the instance DB. Use a unique DB for each instruction call. This ensures that each
instruction properly handles inputs such as REQ.

Communication
10.2 PROFINET
S7-1200 Programmable controller
System Manual, 04/2012, A5E02486680-06 459
ID input parameter
This is a reference to the "Local ID (hex)" on the "Network view" of "Devices and networks"
in STEP 7 and is the ID of the network that you want to use for this communication block.
The ID must be identical to the associated parameter ID in the local connection description.
DONE, NDR, ERROR, and STATUS output parameters
These instructions provide outputs describing the completion status:
Table 10- 29 Open User Communication instruction output parameters
Parameter Data type Default Description
DONE Bool FALSE Is set TRUE for one execution to indicate that the last request
completed without errors; otherwise, FALSE.
NDR Bool FALSE Is set TRUE for one execution to indicate that the requested action
has completed without error and new data has been received;
otherwise, FALSE.
BUSY Bool FALSE Is set TRUE when active to indicate that:
The job is not yet complete.
A new job cannot be triggered.
Is set FALSE when job is complete.
ERROR Bool FALSE Is set TRUE for one execution to indicate that the last request
completed with errors, with the applicable error code in STATUS;
otherwise, FALSE.
STATUS Word 0 Result status:
If the DONE or NDR bit is set, then STATUS is set to 0 or to an
informational code.
If the ERROR bit is set, then STATUS is set to an error code.
If none of the above bits are set, then the instruction returns
status results that describe the current state of the function.
STATUS retains its value for the duration of the execution of the
function.
Note
Note that DONE, NDR, and ERROR are set for one execution only.

Communication
10.2 PROFINET
S7-1200 Programmable controller
460 System Manual, 04/2012, A5E02486680-06
Restricted TSAPs and port numbers for passive ISO and TCP communication
If you use the "TCON" instruction to set up and establish a passive communications
connection, the following port addresses are restricted and should not be used:
● ISO TSAP (passive):
– 01.00, 01.01, 02.00, 02.01, 03.00, 03.01
– 10.00, 10.01, 11.00, 11.01, ... BF.00, BF.01
● TCP port (passive): 5001, 102, 123, 20, 21, 25, 34962, 34963, 34964, 80
● UDP port (passive): 161, 34962, 34963, 34964
10.2.3 Communication with a programming device
A CPU can communicate with a STEP 7
programming device on a network.
Consider the following when setting up communications between a CPU and a programming
device:
● Configuration/Setup: Hardware configuration is required.
● No Ethernet switch is required for one-to-one communications; an Ethernet switch is
required for more than two devices in a network.
10.2.3.1 Establishing the hardware communications connection
The PROFINET interfaces establish the physical connections between a programming
device and a CPU. Since Auto-Cross-Over functionality is built into the CPU, either a
standard or crossover Ethernet cable can be used for the interface. An Ethernet switch is not
required to connect a programming device directly to a CPU.

Communication
10.2 PROFINET
S7-1200 Programmable controller
System Manual, 04/2012, A5E02486680-06 461
Follow the steps below to create the hardware connection between a programming device
and a CPU:
1. Install the CPU (Page 49).
2. Plug the Ethernet cable into the PROFINET port shown below.
3. Connect the Ethernet cable to the programming device.
① PROFINET port
An optional strain relief is available to strengthen the PROFINET connection.
10.2.3.2 Configuring the devices
If you have already created a project with a CPU, open your project in STEP 7.
If not, create a project and insert a CPU (Page 120) into the rack. In the project below, a
CPU is shown in the "Device View".

Communication
10.2 PROFINET
S7-1200 Programmable controller
462 System Manual, 04/2012, A5E02486680-06
10.2.3.3 Assigning Internet Protocol (IP) addresses
Assigning the IP addresses
In a PROFINET network, each device must also have an Internet Protocol (IP) address. This
address allows the device to deliver data on a more complex, routed network:
● If you have programming or other network devices that use an on-board adapter card
connected to your plant LAN or an Ethernet-to-USB adapter card connected to an
isolated network, you must assign IP addresses to them. Refer to "Assigning IP
addresses to programming and network devices" (Page 132) for more information.
● You can also assign an IP address to a CPU or network device online. This is particularly
useful in an initial device configuration. Refer to "Assigning an IP address to a CPU
online" (Page 132) for more information.
● After you have configured your CPU or network device in your project, you can configure
parameters for the PROFINET interface, to include its IP address. Refer to "Configuring
an IP address for a CPU in your project" (Page 134) for more information.
10.2.3.4 Testing your PROFINET network
After completing the configuration, you must download your project to the CPU. All IP
addresses are configured when you download the project.
The CPU "Download to device" function and its "Extended download to device" dialog can
show all accessible network devices and whether or not unique IP addresses have been
assigned to all devices. Refer to "Testing the PROFINET network" (Page 139) for more
information
10.2.4 HMI-to-PLC communication
The CPU supports PROFINET
communications connections to HMIs. The
following requirements must be considered
when setting up communications between
CPUs and HMIs:
Configuration/Setup:
● The PROFINET port of the CPU must be configured to connect with the HMI.
● The HMI must be setup and configured.

Communication
10.2 PROFINET
S7-1200 Programmable controller
System Manual, 04/2012, A5E02486680-06 463
● The HMI configuration information is part of the CPU project and can be configured and
downloaded from within the project.
● No Ethernet switch is required for one-to-one communications; an Ethernet switch is
required for more than two devices in a network.
Note
The rack-mounted CSM1277 4-port Ethernet switch can be used to connect your CPUs
and HMI devices. The PROFINET port on the CPU does not contain an Ethernet
switching device.
Supported functions:
● The HMI can read/write data to the CPU.
● Messages can be triggered, based upon information retrieved from the CPU.
● System diagnostics
Table 10- 30 Required steps in configuring communications between an HMI and a CPU
Step Task
1 Establishing the hardware communications connection
A PROFINET interface establishes the physical connection between an HMI and a CPU. Since Auto-
Cross-Over functionality is built into the CPU, you can use either a standard or crossover Ethernet cable
for the interface. An Ethernet switch is not required to connect an HMI and a CPU.
Refer to "Communication with a programming device: Establishing the hardware communications
connection" (Page 460) for more information.
2 Configuring the devices
Refer to "Communication with a programming device: Configuring the devices" (Page 461) for more
information.
3 Configuring the logical network connections between an HMI and a CPU
Refer to "HMI-to-PLC communication: Configuring the logical network connections between two devices"
(Page 463) for more information.
4 Configuring an IP address in your project
Use the same configuration process; however, you must configure IP addresses for the HMI and the CPU.
Refer to "Device configuration: Configuring an IP address for a CPU in your project" (Page 136) for more
information.
5 Testing the PROFINET network
You must download the configuration for each CPU and HMI device.
Refer to "Device configuration: Testing the PROFINET network" (Page 139) for more information.
10.2.4.1 Configuring logical network connections between two devices
After you configure the rack with the CPU, you are now ready to configure your network
connections.
In the Devices and Networks portal, use the "Network view" to create the network
connections between the devices in your project. First, click the "Connections" tab, and then
select the connection type with the dropdown, just to the right (for example, an ISO on TCP
connection).

Communication
10.2 PROFINET
S7-1200 Programmable controller
464 System Manual, 04/2012, A5E02486680-06
To create a PROFINET connection, click the green (PROFINET) box on the first device, and
drag a line to the PROFINET box on the second device. Release the mouse button and your
PROFINET connection is joined.
Refer to "Device Configuration: Creating a network connection" (Page 126) for more
information.
10.2.5 PLC-to-PLC communication
A CPU can communicate with another CPU on a
network by using the TSEND_C and TRCV_C
instructions.
Consider the following when setting up communications between two CPUs:
● Configuration/Setup: Hardware configuration is required.
● Supported functions: Reading/Writing data to a peer CPU
● No Ethernet switch is required for one-to-one communications; an Ethernet switch is
required for more than two devices in a network.
Table 10- 31 Required steps in configuring communications between two CPUs
Step Task
1 Establishing the hardware communications connection
A PROFINET interface establishes the physical connection between two CPUs. Since Auto-Cross-Over
functionality is built into the CPU, you can use either a standard or crossover Ethernet cable for the
interface. An Ethernet switch is not required to connect the two CPUs.
Refer to "Communication with a programming device: Establishing the hardware communications
connection" (Page 460) for more information.
2 Configuring the devices
You must configure two CPUs in your project.
Refer to "Communication with a programming device: Configuring the devices" (Page 461) for more
information.
3 Configuring the logical network connections between two CPUs
Refer to "PLC-to-PLC communication: Configuring logical network connections between two devices"
(Page 465) for more information.
4 Configuring an IP address in your project
Use the same configuration process; however, you must configure IP addresses for two CPUs (for
example, PLC_1 and PLC_2).
Refer to "Device configuration: Configuring an IP address for a CPU in your project" (Page 136) for more
information.

Communication
10.2 PROFINET
S7-1200 Programmable controller
System Manual, 04/2012, A5E02486680-06 465
Step Task
5 Configuring transmit (send) and receive parameters
You must configure TSEND_C and TRCV_C instructions in both CPUs to enable communications between
them.
Refer to "Configuring communications between two CPUs: Configuring transmit (send) and receive
parameters" (Page 465) for more information.
6 Testing the PROFINET network
You must download the configuration for each CPU.
Refer to "Device configuration: Testing the PROFINET network" (Page 139) for more information.
10.2.5.1 Configuring logical network connections between two devices
After you configure the rack with the CPU, you are now ready to configure your network
connections.
In the Devices and Networks portal, use the "Network view" to create the network
connections between the devices in your project. First, click the "Connections" tab, and then
select the connection type with the dropdown, just to the right (for example, an ISO on TCP
connection).
To create a PROFINET connection, click the green (PROFINET) box on the first device, and
drag a line to the PROFINET box on the second device. Release the mouse button and your
PROFINET connection is joined.
Refer to "Device Configuration: Creating a network connection" (Page 126) for more
information.
10.2.5.2 Configuring the Local/Partner connection path between two devices
Configuring General parameters
You specify the communication parameters in the "Properties" configuration dialog of the
communication instruction. This dialog appears near the bottom of the page whenever you
have selected any part of the instruction.
Refer to "Device configuration: Configuring the Local/Partner connection path (Page 127)"
for more information.
In the "Address Details" section of the Connection parameters dialog, you define the TSAPs
or ports to be used. The TSAP or port of a connection in the CPU is entered in the "Local
TSAP" field. The TSAP or port assigned for the connection in your partner CPU is entered
under the "Partner TSAP" field.
10.2.5.3 Configuring transmit (send) and receive parameters
Communication blocks (for example, TSEND_C and TRCV_C) are used to establish
connections between two CPUs. Before the CPUs can engage in PROFINET
communications, you must configure parameters for transmitting (or sending) messages and
receiving messages. These parameters dictate how communications operate when
messages are being transmitted to or received from a target device.

Communication
10.2 PROFINET
S7-1200 Programmable controller
466 System Manual, 04/2012, A5E02486680-06
Configuring the TSEND_C instruction transmit (send) parameters
TSEND_C instruction
The TSEND_C instruction (Page 432) creates a communications connection to a partner
station. The connection is set up, established, and automatically monitored until it is
commanded to disconnect by the instruction. The TSEND_C instruction combines the
functions of the TCON, TDISCON and TSEND instructions.
From the Device configuration in STEP 7, you can configure how a TSEND_C instruction
transmits data. To begin, you insert the instruction into the program from the
"Communications" folder in the "Instructions" task card. The TSEND_C instruction is
displayed, along with the Call options dialog where you assign a DB for storing the
parameters of the instruction.
You can assign tag memory locations to the inputs and outputs, as shown in the following
figure:

Communication
10.2 PROFINET
S7-1200 Programmable controller
System Manual, 04/2012, A5E02486680-06 467
Configuring General parameters
You specify the parameters in the Properties configuration dialog of the TSEND_C
instruction. This dialog appears near the bottom of the page whenever you have selected
any part of the TSEND_C instruction.
Configuring the TRCV_C instruction receive parameters
TRCV_C instruction
The TRCV_C instruction (Page 432) creates a communications connection to a partner
station. The connection is set up, established, and automatically monitored until it is
commanded to disconnect by the instruction. The TRCV_C instruction combines the
functions of the TCON, TDISCON, and TRCV instructions.
From the CPU configuration in STEP 7, you can configure how a TRCV_C instruction
receives data. To begin, insert the instruction into the program from the "Communications"
folder in the "Instructions" task card. The TRCV_C instruction is displayed, along with the
Call options dialog where you assign a DB for storing the parameters of the instruction.

Communication
10.2 PROFINET
S7-1200 Programmable controller
468 System Manual, 04/2012, A5E02486680-06
You can assign tag memory locations to the inputs and outputs, as shown in the following
figure:
Configuring the General parameters
You specify the parameters in the Properties configuration dialog of the TRCV_C instruction.
This dialog appears near the bottom of the page whenever you have selected any part of the
TRCV_C instruction.
10.2.6 Configuring a CPU and PROFINET IO device
Adding a PROFINET IO device
In the "Devices and networks" portal, use the hardware catalog to add PROFINET IO
devices.
Note
To add a PROFINET IO device, you can use STEP 7 Professional or Basic, V11 or greater.
For example, expand the following containers in the hardware catalog to add an ET200S IO
device: Distributed I/O, ET200S, Interface modules, and PROFINET. You can then select the
interface module from the list of ET200S devices (sorted by part number) and add the
ET200S IO device.
Table 10- 32 Adding an ET200S IO device to the device configuration
Insert the IO device Result

Communication
10.2 PROFINET
S7-1200 Programmable controller
System Manual, 04/2012, A5E02486680-06 469
You can now connect the PROFINET IO device to the CPU:
1. Right-click the "Not assigned" link on the device and select "Assign new IO controller"
from the context menu to display the "Select IO controller" dialog.
2. Select your S7-1200 CPU (in this example, "PLC_1") from the list of IO controllers in the
project.
3. Click "OK" to create the network connection.
Configuring logical network connections
After you configure the rack with the CPU, you are now ready to configure your network
connections.
In the "Devices and networks" portal, use the "Network view" to create the network
connections between the devices in your project. To create a PROFINET connection, click
the green (PROFINET) box on the first device, and drag a line to the PROFINET box on the
second device. Release the mouse button and your PROFINET connection is joined.
Refer to "Device Configuration: Creating a network connection" (Page 126) for more
information.
Assigning CPUs and device names
Network connections between the devices also assign the PROFINET IO device to the CPU,
which is required for that CPU to control the device. To change this assignment, click the
PLC Name shown on the PROFINET IO device. A dialog box opens that allows the
PROFINET IO device to be disconnected from the current CPU and reassigned or left
unassigned, if desired.
The devices on your PROFINET network must have an assigned name before you can
connect with the CPU. Use the "Network view" to assign names to your PROFINET devices
if the devices have not already been assigned a name or if the name of the device is to be
changed. Right-click the PROFINET IO device, and select "Assign device name" to do this.
For each PROFINET IO device, you must assign the same name to that device in both the
STEP 7 project and, using the "Online & diagnostics" tool, to the PROFINET IO device
configuration memory (for example, an ET200 S interface module configuration memory). If
a name is missing or does not match in either location, the PROFINET IO data exchange
mode will not run. Refer to "Online and diagnostic tools: Assigning a name to a PROFINET
device online (Page 676)" for more information.

Communication
10.2 PROFINET
S7-1200 Programmable controller
470 System Manual, 04/2012, A5E02486680-06
Assigning the IP addresses
In a PROFINET network, each device must also have an Internet Protocol (IP) address. This
address allows the device to deliver data on a more complex, routed network:
● If you have programming or other network devices that use an on-board adapter card
connected to your plant LAN or an Ethernet-to-USB adapter card connected to an
isolated network, you must assign IP addresses to them. Refer to "Assigning IP
addresses to programming and network devices" (Page 132) for more information.
● You can also assign an IP address to a CPU or network device online. This is particularly
useful in an initial device configuration. Refer to "Assigning an IP address to a CPU
online" (Page 134) for more information.
● After you have configured your CPU or network device in your project, you can configure
parameters for the PROFINET interface, to include its IP address. Refer to "Configuring
an IP address for a CPU in your project" (Page 136) for more information.
Configuring the IO cycle time
A PROFINET IO device is supplied with new data from the CPU within an "IO cycle" time
period. The update time can be separately configured for each device and determines the
time interval in which data is transmitted from the CPU to and from the device.
STEP 7 calculates the "IO cycle" update time automatically in the default setting for each
device of the PROFINET network, taking into account the volume of data to be exchanged
and the number of devices assigned to this controller. If you do not want to have the update
time calculated automatically, you can change this setting.
You specify the "IO cycle" parameters in the "Properties" configuration dialog of the
PROFINET IO device. This dialog appears near the bottom of the page whenever you have
selected any part of the instruction.
In the "Device view" of the PROFINET IO device, click the PROFINET port. In the
"PROFINET Interface" dialog, access the "IO cycle" parameters with the following menu
selections:
● "Advanced options"
● "Realtime settings"
● "IO cycle"
Define the IO cycle "Update time" with the following selections:
● To have a suitable update time calculated automatically, select "Automatic".
● To set the update yourself, select "Can be set" and enter the required update time in ms.
● To ensure consistency between the send clock and the update time, activate the "Adapt
update time when send clock changes" option. This option ensures that the update time
is not set to less than the send clock.

Communication
10.2 PROFINET
S7-1200 Programmable controller
System Manual, 04/2012, A5E02486680-06 471
Table 10- 33 Configuring the ET200S PROFINET IO cycle time
ET200 S PROFINET IO device ET200S PROFINET IO cycle dialog
1
① PROFINET port
10.2.7 Diagnostics
Diagnostic interrupt organization block (OB82)
If a module with diagnostic capability with diagnostic interrupt enabled detects a change in its
diagnostic status, it sends a diagnostic interrupt request to the CPU for the following
situations:
● A problem has been detected by this module (for example, a wire break) or a component
requires maintenance or both (incoming event).
● The problem has been corrected or no longer exists, and no further components require
maintenance (outgoing event).
If OB82 does not exist, these errors are written to the diagnostics buffer. The CPU does not
take any action or switch to STOP.
If OB82 does exist, the operating system can call OB82 in response to an incoming event.
You must create OB82, and this OB allows you to configure local error handling and a more
detailed reaction to incoming events.
If you are using a DPV1 capable CPU, you can obtain additional information on the interrupt
with the help of the RALRM instruction, which provides more specific information than the
start information of OB82.
Peripheral access alarms
These errors are written to the diagnostics buffer. The CPU does not take any action or
switch to STOP. Errors written to the diagnostics buffer include:
● Module faults
● Module mismatch
● Module missing

Communication
10.3 PROFIBUS
S7-1200 Programmable controller
472 System Manual, 04/2012, A5E02486680-06
IO access errors
These errors are written to the diagnostics buffer. The CPU does not take any action or
switch to STOP.
10.2.8 Distributed I/O Instructions
Refer to "Distributed I/O (PROFINET, PROFIBUS, or AS-i)" (Page 274) for information on
how to use the distributed I/O instructions with these communication networks.
10.2.9 Diagnostic instructions
Refer to the "Diagnostics (PROFINET or PROFIBUS)": "Diagnostics instructions" (Page 297)
for information on how to use these instructions with these communication networks.
10.2.10 Diagnostic events for distributed I/O
Refer to the "Diagnostics (PROFINET or PROFIBUS)": "Diagnostics events for distributed
I/O" (Page 297) for information on how to use this diagnostic information with these
communication networks.
10.3 PROFIBUS
A PROFIBUS system uses a bus master to poll slave devices distributed in a multi-drop
fashion on an RS485 serial bus. A PROFIBUS slave is any peripheral device (I/O
transducer, valve, motor drive, or other measuring device) which processes information and
sends its output to the master. The slave forms a passive station on the network since it
does not have bus access rights, and can only acknowledge received messages, or send
response messages to the master upon request. All PROFIBUS slaves have the same
priority, and all network communication originates from the master.
A PROFIBUS master forms an "active station" on the network. PROFIBUS DP defines two
classes of masters. A class 1 master (normally a central programmable controller (PLC) or a
PC running special software) handles the normal communication or exchange of data with
the slaves assigned to it. A class 2 master (usually a configuration device, such as a laptop
or programming console used for commissioning, maintenance, or diagnostics purposes) is
a special device primarily used for commissioning slaves and for diagnostic purposes.

Communication
10.3 PROFIBUS
S7-1200 Programmable controller
System Manual, 04/2012, A5E02486680-06 473
The S7-1200 is connected to a PROFIBUS network as a DP slave with the CM 1242-5
communication module. The CM 1242-5 (DP slave) module can be the communications
partner of DP V0/V1 masters. In the figure below, the S7-1200 is a DP slave to an S7-300
controller.
The S7-1200 is connected to a PROFIBUS network as a DP master with the CM 1243-5
communication module. The CM 1243-5 (DP master) module can be the communications
partner of DP V0/V1 slaves. In the figure below, the S7-1200 is a master controlling an
ET200S DP slave.
If a CM 1242-5 and a CM 1243-5 are installed together, an S7-1200 can perform as both a
slave of a higher-level DP master system and a master of a lower-level DP master system,
simultaneously.
For V3.0, you can configure a maximum of three PROFIBUS CMs per station, in which there
can be any combination of DP master or DP slave CMs. DP masters in a V3.0
implementation can each control a maximum of 32 slaves.
For V2.2, you can configure a maximum of three PROFIBUS CMs per station, of which only
one may be a DP master. A DP master in a V2.2 implementation can control a maximum of
16 slaves.

Communication
10.3 PROFIBUS
S7-1200 Programmable controller
474 System Manual, 04/2012, A5E02486680-06
10.3.1 Communications modules PROFIBUS
10.3.1.1 Connecting to PROFIBUS
Connecting the S7-1200 to PROFIBUS DP
The S7-1200 can be connected to a PROFIBUS fieldbus system with the following
communications modules:
● CM 1242-5
Operates as DP slave
● CM 1243-5
Operates as DP master class 1
If a CM 1242-5 and a CM 1243-5 are installed together, an S7-1200 can perform the
following tasks simultaneously:
● Slave of a higher-level DP master system
and
● Master of a lower-level DP master system
10.3.1.2 Communications services of the PROFIBUS CMs
Bus protocol
The PROFIBUS CMs use the PROFIBUS DP-V1 protocol.

Communication
10.3 PROFIBUS
S7-1200 Programmable controller
System Manual, 04/2012, A5E02486680-06 475
PROFIBUS communications partners of the S7-1200
The two PROFIBUS CMs allow the S7-1200 to exchange data with the following
communications partners.
● CM 1242-5
The CM 1242-5 (DP slave) can be the communications partner of the following DP V0/V1
masters:
– SIMATIC S7-1200, S7-300, S7-400, S7 Modular Embedded Controller
– DP master modules and the distributed IO SIMATIC ET200
– SIMATIC PC stations
– SIMATIC NET IE/PB Link
– Programmable controllers of various vendors
● CM 1243-5
The CM 1243-5 (DP master) can be the communications partner of the following DP
V0/V1 slaves:
– Distributed I/O SIMATIC ET200
– S7-1200 CPUs with CM 1242-5
– S7-200 CPUs with PROFIBUS DP module EM 277
– SINAMICS converter
– Drives and actuators from various vendors
– Sensors of various vendors
– S7-300/400 CPU with PROFIBUS interface
– S7-300/400 CPU with PROFIBUS CP (for example CP 342-5)
– SIMATIC PC stations with PROFIBUS CP
Types of communication with DP-V1
The following types of communication are available with DP-V1:
● Cyclic communication (CM 1242-5 and CM 1243-5)
Both PROFIBUS modules support cyclic communication for the transfer of process data
between DP slave and DP master.
Cyclic communication is handled by the operating system of the CPU. No software blocks
are required for this. The I/O data is read or written directly from/to the process image of
the CPU.
● Acyclic communication (CM 1243-5 only)
The DP master module also supports acyclic communication using software blocks:
– The "RALRM" instruction is available for interrupt handling.
– The "RDREC" and "WRREC" instructions are available for transferring configuration
and diagnostics data.

Communication
10.3 PROFIBUS
S7-1200 Programmable controller
476 System Manual, 04/2012, A5E02486680-06
Functions not supported by the CM 1243-5:
SYNC/FREEZE
Get_Master_Diag
Other communications services of the CM 1243-5
The CM 1243-5 DP master module supports the following additional communications
services:
● S7 communication
– PUT/GET services
The DP master functions as a client and server for queries from other S7 controllers or
PCs via PROFIBUS.
– PG/OP communication
The PG functions allow the downloading of configuration data and user programs from
a PG and the transfer of diagnostics data to a PG.
Possible communications partners for OP communication are HMI panels, SIMATIC
panel PCs with WinCC flexible or SCADA systems that support S7 communication.
10.3.1.3 Other properties of the PROFIBUS CMs
Configuration and module replacement
You configure the modules, networks and connections in STEP 7 as of version V11.0.
If you want to configure the module in a third-party system, there is a GSD file available for
the CM 1242-5 (DP slave) on the CD that ships with the module and on Siemens Automation
Customer Support pages on the Internet.
The configuration data of the PROFIBUS CMs is stored on the local CPU. This allows simple
replacement of these communications modules when necessary.
You can configure a maximum of three PROFIBUS CMs per station.
Electrical connections
● Power supply
– The CM 1242-5 is supplied with power via the backplane bus of the SIMATIC station.
– The CM 1243-5 has a separate connector for the 24 VDC power supply.
● PROFIBUS
The RS-485 interface of the PROFIBUS connector is a 9-pin D-sub female connector.
You also have the option of connecting to optical PROFIBUS networks via an Optical Bus
Terminal OBT or an Optical Link Module OLM.

Communication
10.3 PROFIBUS
S7-1200 Programmable controller
System Manual, 04/2012, A5E02486680-06 477
Further information
You will find detailed information on the PROFIBUS CMs in the manuals of the devices. You
will find these on the Internet on the pages of Siemens Industrial Automation Customer
Support under the following entry IDs:
● CM 1242-5:
49852105 (http://support.automation.siemens.com/WW/view/en/49852105)
● CM 1243-5:
49851842 (http://support.automation.siemens.com/WW/view/en/49851842)
10.3.1.4 Configuration examples for PROFIBUS
Below, you will find examples of configurations in which the CM 1242-5 is used as a
PROFIBUS slave and the CM 1243-5 is used as a PROFIBUS master.
Operator control &
monitoring
Operator control &
monitoring
SIMATIC S7-1200
with CM 1242-5
SIMATIC S7-1200
with CM 1242-5
PROFIBUS
PROFINET/
Industrial Ethernet
PROFIBUS
(LWL)
SIMATIC S7-300
PG/PC/IPC
OLMOLM
Figure 10-1 Configuration example with a CM 1242-5 as PROFIBUS slave
Operator control &
monitoring
SIMATIC S7-1200
with CM 1243-5
PROFIBUS
PG/PC/IPC SINAMICS ET 200S
Figure 10-2 Configuration example with a CM 1243-5 as PROFIBUS master

Communication
10.3 PROFIBUS
S7-1200 Programmable controller
478 System Manual, 04/2012, A5E02486680-06
10.3.2 Configuring a DP master and slave device
10.3.2.1 Adding the CM 1243-5 (DP master) module and a DP slave
In the "Devices and networks" portal, use the hardware catalog to add PROFIBUS modules
to the CPU. These modules are connected to the left side of the CPU. To insert a module
into the hardware configuration, select the module in the hardware catalog and either
double-click or drag the module to the highlighted slot.
Table 10- 34 Adding a PROFIBUS CM 1243-5 (DP master) module to the device configuration
Module Select the module Insert the module Result
CM 1243-5
(DP
master)
Use the hardware catalog to add DP slaves as well. For example, to add an ET200 S DP
slave, in the Hardware Catalog, expand the following containers:
● Distributed I/O
● ET200 S
● Interface modules
● PROFIBUS
Next, select "6ES7 151-1BA02-0AB0" (IM151-1 HF) from the list of part numbers, and add
the ET200 S DP slave as shown in the figure below.
Table 10- 35 Adding an ET200 S DP slave to the device configuration
Insert the DP slave Result
10.3.2.2 Configuring logical network connections between two PROFIBUS devices
After you configure the CM 1243-5 (DP master) module, you are now ready to configure your
network connections.

Communication
10.3 PROFIBUS
S7-1200 Programmable controller
System Manual, 04/2012, A5E02486680-06 479
In the Devices and Networks portal, use the "Network view" to create the network
connections between the devices in your project. To create the PROFIBUS connection,
select the purple (PROFIBUS) box on the first device. Drag a line to the PROFIBUS box on
the second device. Release the mouse button and your PROFIBUS connection is joined.
Refer to "Device Configuration: Creating a network connection" (Page 126) for more
information.
10.3.2.3 Assigning PROFIBUS addresses to the CM 1243-5 module and DP slave
Configuring the PROFIBUS interface
After you configure logical network connections between two PROFIBUS devices, you can
configure parameters for the PROFIBUS interfaces. To do so, click the purple PROFIBUS
box on the CM 1243-5 module, and the "Properties" tab in the inspector window displays the
PROFIBUS interface. The DP slave PROFIBUS interface is configured in the same manner.
Table 10- 36 Configuring the CM 1243-5 (DP master) module and ET200 S DP slave PROFIBUS
interfaces
CM 1243-5 (DP master) module ET200 S DP slave
① PROFIBUS port
Assigning the PROFIBUS address
In a PROFIBUS network, each device is assigned a PROFIBUS address. This address can
range from 0 through 127, with the following exceptions:
● Address 0: Reserved for network configuration and/or programming tools attached to the
bus
● Address 1: Reserved by Siemens for the first master
● Address 126: Reserved for devices from the factory that do not have a switch setting and
must be re-addressed through the network
● Address 127: Reserved for broadcast messages to all devices on the network and may
not be assigned to operational devices
Thus, the addresses that may be used for PROFIBUS operational devices are 2 through
125.

Communication
10.3 PROFIBUS
S7-1200 Programmable controller
480 System Manual, 04/2012, A5E02486680-06
In the Properties window, select the "PROFIBUS address" configuration entry. STEP 7
displays the PROFIBUS address configuration dialog, which is used to assign the
PROFIBUS address of the device.
Table 10- 37 Parameters for the PROFIBUS address
Parameter Description
Subnet Name of the Subnet to which the device is connected. Click the "Add new subnet" button to create a
new subnet. "Not connected" is the default. Two connection types are possible:
The "Not connected" default provides a local connection.
A subnet is required when your network has two or more devices.
Address Assigned PROFIBUS address for the device
Highest address The highest PROFIBUS address is based on the active stations on the
PROFIBUS (for example, DP master). Passive DP slaves independently
have PROFIBUS addresses from 1 to 125 even if the highest PROFIBUS
address is set to 15, for example. The highest PROFIBUS address is
relevant for token forwarding (forwarding of the send rights), and the token
is only forwarded to active stations. Specifying the highest PROFIBUS
address optimizes the bus.
Parameters
Transmission rate Transmission rate of the configured PROFIBUS network: The PROFIBUS
transmission rates range from 9.6 Kbits/sec to 12 Mbits/sec. The
transmission rate setting depends on the properties of the PROFIBUS
nodes being used. The transmission rate should not be greater than the
rate supported by the slowest node.
The transmission rate is normally set for the master on the PROFIBUS
network, with all DP slaves automatically using that same transmission rate
(auto-baud).
10.3.3 Distributed I/O Instructions
Refer to "Distributed I/O (PROFINET, PROFIBUS, or AS-i)" (Page 274) for information on
how to use the distributed I/O instructions with these communication networks.
10.3.4 Diagnostic instructions
Refer to the "Diagnostics (PROFINET or PROFIBUS)": "Diagnostics instructions" (Page 297)
for information on how to use these instructions with these communication networks.

Communication
10.4 AS-i
S7-1200 Programmable controller
System Manual, 04/2012, A5E02486680-06 481
10.3.5 Diagnostic events for distributed
Refer to the "Diagnostics (PROFINET or PROFIBUS)": "Diagnostics events for distributed
I/O" (Page 297) for information on how to use this diagnostic information with these
communication networks.
10.4 AS-i
The S7-1200 AS-i master CM 1243-2 allows the attachment of an AS-i network to an S7-
1200 CPU.
The actuator/sensor interface, or AS-i, is a single master network connection system for the
lowest level in automation systems. The CM 1243-2 serves as the AS-i master for the
network. Using a single AS-i cable, sensors and actuators (AS-i slave devices) can be
connected to the CPU through the CM 1243-2. The CM 1243-2 handles all AS-i network
coordination and relays data and status information from the actuators and sensors to the
CPU through the I/O addresses assigned to the CM 1243-2. You can access binary or
analog values depending on the slave type. The AS-i slaves are the input and output
channels of the AS-i system and are only active when called by the CM 1243-2.
In the figure below, the S7-1200 is an AS-i master controlling AS-i operator panel and I/O
module digital/analog slave devices.
10.4.1 Configuring an AS-i master and slave device
The AS-i master CM 1243-2 is integrated into the S7-1200 automation system as a
communication module.
You can find detailed information on the AS-i master CM 1243-2 in the "AS-i master CM
1243-2 and AS-i data decoupling unit DCM 1271 for SIMATIC S7-1200" Manual
(http://support.automation.siemens.com/WW/view/en/50414115/133300).

Communication
10.4 AS-i
S7-1200 Programmable controller
482 System Manual, 04/2012, A5E02486680-06
10.4.1.1 Adding the AS-i master CM 1243-2 and AS-i slave
Use the hardware catalog to add AS-i master CM1243-2 modules to the CPU. These
modules are connected to the left side of the CPU, and a maximum of three AS-i master
CM1243-2 modules can be used. To insert a module into the hardware configuration, select
the module in the hardware catalog and either double-click or drag the module to the
highlighted slot.
Table 10- 38 Adding an AS-i master CM1243-2 module to the device configuration
Module Select the module Insert the module Result
CM 1243-2
AS-i
Master
Use the hardware catalog to add AS-i slaves as well. For example, to add an "I/O module,
compact, digital, input" slave, in the Hardware Catalog, expand the following containers:
● Field devices
● AS-Interface slaves
Next, select "3RG9 001-0AA00" (AS-i SM-U, 4DI) from the list of part numbers, and add the
"I/O module, compact, digital, input" slave as shown in the figure below.
Table 10- 39 Adding an AS-i slave to the device configuration
Insert the AS-i slave Result
10.4.1.2 Configuring logical network connections between two AS-i devices
After you configure the AS-i master CM1243-2, you are now ready to configure your network
connections.
In the Devices and Networks portal, use the "Network view" to create the network
connections between the devices in your project. To create the AS-i connection, select the
yellow (AS-i) box on the first device. Drag a line to the AS-i box on the second device.
Release the mouse button and your AS-i connection is joined.
Refer to "Device Configuration: Creating a network connection" (Page 126) for more
information.

Communication
10.4 AS-i
S7-1200 Programmable controller
System Manual, 04/2012, A5E02486680-06 483
10.4.1.3 Configuring the properties of the AS-i master CM1243-2
To configure parameters for the AS-i interface, click the yellow AS-i box on the AS-i master
CM1243-2 module, and the "Properties" tab in the inspector window displays the AS-i
interface.
In the STEP 7 inspector window, you can view, configure, and change general information,
addresses and operating parameters:
Table 10- 40 AS-i master CM1243-2 module properties
Property Description
General Name of the AS-i master CM 1243-2
Operating parameters Parameters for the response of the AS-i master
I/O addresses Address area for the slave I/O addresses
AS-i interface (X1) Assigned AS-i network
Note
"Diagnostic interrupt for faults in the AS-i configuration" and "Automatic address
programming" are always active and are therefore shown in gray.
10.4.1.4 Assigning an AS-i address to an AS-i slave
Configuring the AS-i slave interface
To configure parameters for the AS-i interface, click the yellow AS-i box on the AS-i slave,
and the "Properties" tab in the inspector window displays the AS-i interface.
1
① AS-i port

Communication
10.4 AS-i
S7-1200 Programmable controller
484 System Manual, 04/2012, A5E02486680-06
Assigning the AS-i slave address
In an AS-i network, each device is assigned an AS-i slave address. This address can range
from 0 through 31; however, address 0 is reserved only for new slave devices.
The slave addresses are 1(A or B) to 31(A or B) for a total of up to 62 slave devices. Any
address in the range of 1 - 31 can be assigned to an AS-i slave device; in other words, it
does not matter whether the slaves begin with address 21 or whether the first slave is
actually given the address 1.
Enter the AS-i slave address here.
Table 10- 41 Parameters for the AS-i interface
Parameter Description
Network Name of the network to which the device is connected
Address(es) Assigned AS-i address for the slave device in range of 1(A or B) to 31(A or B) for a total of up to 62
slave devices
10.4.2 Exchanging data between the user program and AS-i slaves
10.4.2.1 STEP 7 basic configuration
The AS-i master reserves a 62-byte data area in the I/O area of the CPU. Access to the
digital data is performed here in bytes; for each slave, there is one byte of input and one byte
of output data.

Communication
10.4 AS-i
S7-1200 Programmable controller
System Manual, 04/2012, A5E02486680-06 485
The assignment of the AS-i connections of the AS-i digital slaves to the data bits of the
assigned byte is indicated in the inspection window of the AS-i master CM 1243-2.
You can access the data of the AS-i slaves in the user program by using the displayed I/O
addresses with the appropriate bit logic operations (for example, "AND") or bit assignments.
Note
"System assignment" is automatically activated if you do not configure the AS-i slaves with
STEP 7.
If you do not configure any slaves, you must inform the AS-i master CM1243-2 about the
actual bus configuration using the online function "ACTUAL > EXPECTED".
Further information
You can find detailed information on the AS-i master CM 1243-2 in the "AS-i master CM
1243-2 and AS-i data decoupling unit DCM 1271 for SIMATIC S7-1200" Manual
(http://support.automation.siemens.com/WW/view/en/50414115/133300).

Communication
10.4 AS-i
S7-1200 Programmable controller
486 System Manual, 04/2012, A5E02486680-06
10.4.2.2 Configuring slaves with STEP 7
Transferring AS-i digital values
The CPU accesses the digital inputs and outputs of the AS-i slaves through the AS-i master
CM1243-2 in cyclic operation. The data is accessed through I/O addresses or by means of a
data record transfer.
1
3
2
① AS-i slave address 1
② AS-i slave address 2A
③ AS-i slave address 3
Access to the digital data is performed here in bytes (in other words, one byte is assigned to
each AS-i digital slave). When you configure the AS-i slaves in STEP 7, the I/O address for
accessing the data from the user program is displayed in the inspection window for the
respective AS-i slave.
The digital input module (AS-i SM-U, 4DI) in the AS-i network above has been assigned
slave address 1. By clicking on the digital input module, the "AS interface" tab in the device
"Properties" displays the slave address, as shown below:

Communication
10.4 AS-i
S7-1200 Programmable controller
System Manual, 04/2012, A5E02486680-06 487
The digital input module (AS-i SM-U, 4DI) in the AS-i network above has been assigned I/O
address 2. By clicking on the digital input module, the "I/O addresses" tab in the device
"Properties" displays the I/O address, as shown below:
You can access the data of the AS-i slaves in the user program by using their I/O addresses
with the appropriate bit logic operations (for example, "AND") or bit assignments. The
following simple program illustrates how the assignment works:
Input 2.0 is polled in this program. In the AS-i system, this input belongs to slave1 (Input byte
2, bit 0). Output 4.3, which is then set, corresponds to AS-i slave 3 (Output byte 4, bit 3)
Transferring AS-i analog values
You can access analog data of an AS-i slave through the process image of the CPU if you
have configured this AS-i slave in STEP 7 as an analog slave.
If you did not configure the analog slave in STEP 7, you can only access the data of the AS-i
slave through the acyclic functions (data record interface). In the user program of the CPU,
AS-i calls are read and written using the RDREC (read data record) and WRREC (write data
record) distributed I/O instructions.
Note
A configuration of the AS-i slaves specified through STEP 7 and downloaded into the S7
station is transferred by the CPU on the AS-i master CM1243-2 during S7 station start-up.
Any existing configuration that was determined through the "System assignment" online
function (Page 484) ("ACTUAL -> EXPECTED") will be overwritten.
Further information
You can find detailed information on the AS-i master CM 1243-2 in the "AS-i master CM
1243-2 and AS-i data decoupling unit DCM 1271 for SIMATIC S7-1200" Manual
(http://support.automation.siemens.com/WW/view/en/50414115/133300).

Communication
10.4 AS-i
S7-1200 Programmable controller
488 System Manual, 04/2012, A5E02486680-06
10.4.3 Distributed I/O Instructions
Refer to "Distributed I/O (PROFINET, PROFIBUS, or AS-i)" (Page 274) for information on
how to use the distributed I/O instructions with these communication networks.
10.4.4 Working with AS-i online tools
Changing AS-i operational modes online
You must go online to view and change the AS-i operational modes.
In order to go online, your must first be in "Device configuration" with the AS-i master
CM1243-2 module selected, and then click the "Go online" button in the toolbar. Next, select
the "Online and diagnostics" command from the "Online" menu.
There are two AS-i operational modes:
● Protection mode:
– You cannot change AS-i slave device and CPU I/O addresses.
– The green "CM" LED is OFF.
● Configuration mode:
– You can make required changes in your AS-i slave device and CPU I/O addresses.
– The green "CM" LED is ON.

Communication
10.5 S7 communication
S7-1200 Programmable controller
System Manual, 04/2012, A5E02486680-06 489
In the "Set AS-i address" field, you can change the AS-i slave address. A new slave that has
not been assigned an address always has address 0. It is detected by the master as a new
slave without an address assignment and is not included in normal communication until
assigned an address.
Configuration error
When the yellow "CER" LED is ON, there is an error in the AS-i slave device configuration.
Select the "ACTUAL > EXPECTED" button to overwrite the AS-i master CM1243-2 module
slave device configuration with the AS-i field network slave device configuration.
10.5 S7 communication
10.5.1 GET and PUT instructions
You can use the GET and PUT instructions to communicate with S7 CPUs through
PROFINET and PROFIBUS connections:
● Accessing data in a remote CPU: An S7-1200 CPU can only use absolute addresses in
the ADDR_x input field to address variables of remote CPUs (S7-200/300/400/1200).
● Accessing data in a standard DB: An S7-1200 CPU can only use absolute addresses in
the ADDR_x input field to address DB variables in a standard DB of a remote S7 CPU.
● Accessing data in an optimized DB: An S7-1200 CPU cannot access DB variables in an
optimized DB of a remote S7-1200 CPU.
● Accessing data in a local CPU: An S7-1200 CPU can use either absolute or symbolic
addresses as inputs to the RD_x or SD_x input fields of the GET or PUT instruction,
respectively.

Communication
10.5 S7 communication
S7-1200 Programmable controller
490 System Manual, 04/2012, A5E02486680-06
Table 10- 42 GET and PUT instructions
LAD / FBD SCL Description
"GET_DB"(
req:=_bool_in_,
ID:=_word_in_,
ndr=>_bool_out_,
error=>_bool_out_,
status=>_word_out_,
addr_1:=_remote_inout_,
[...addr_4:=_remote_inout_,]
rd_1:=_variant_inout_
[,...rd_4:=_variant_inout_]);
Use the GET instruction to read data from
a remote S7 CPU. The remote CPU can
be in either RUN or STOP mode.
STEP 7 automatically creates the DB
when you insert the instruction.
"PUT_DB"(
req:=_bool_in_,
ID:=_word_in_,
done=>_bool_out_,
error=>_bool_out_,
status=>_word_out_,
addr_1:=_remote_inout_,
[...addr_4:=_remote_inout_,]
sd_1:=_variant_inout_,
[....sd_4:=_variant_inout_]);
Use the PUT instruction to write data to a
remote S7 CPU. The remote CPU can be
in either RUN or STOP mode.
STEP 7 automatically creates the DB
when you insert the instruction.
Table 10- 43 Data types for the parameters
Parameter and type Data type Description
REQ Input Bool A low to high (positive edge) signal starts the operation.
ID Input CONN_PRG
(Word)
S7 connection ID (Hex)
NDR (GET) Output Bool New Data Ready:
0: request has not yet started or is still running
1: task was completed successfully
DONE (PUT) Output Bool DONE:
0: request has not yet started or is still running
1: task was completed successfully

Communication
10.5 S7 communication
S7-1200 Programmable controller
System Manual, 04/2012, A5E02486680-06 491
Parameter and type Data type Description
ERROR
STATUS
Output
Output
Bool
Word
ERROR=0
STATUS value:
– 0000H: neither warning nor error
– <> 0000H: Warning, STATUS supplies detailed information
ERROR=1
There is an error. STATUS supplies detailed information about
the nature of the error.
ADDR_1 InOut Remote
ADDR_2 InOut Remote
ADDR_3 InOut Remote
ADDR_4 InOut Remote
Pointer to the memory areas in the remote CPU that stores the
data to be read (GET) or that is sent (PUT).
RD_1 (GET)
SD_1 (PUT)
InOut Variant
RD_2 (GET)
SD_2 (PUT)
InOut Variant
RD_3 (GET)
SD_3 (PUT)
InOut Variant
RD_4 (GET)
SD_4 (PUT)
InOut Variant
Pointer to the memory areas in the local CPU that stores the data
to be read (GET) or sent (PUT).
Data types allowed: Bool (only a single bit allowed), Byte, Char,
Word, Int, DWord, DInt, or Real.
Note: If the pointer accesses a DB, you must specify the absolute
address, such as:
P# DB10.DBX5.0 Byte 10
In this case, 10 represents the number of bytes to GET or PUT.
You must ensure that the length (number of bytes) and data types for the ADDR_x (remote
CPU) and RD_x or SD_x (local CPU) parameters match. The number after the identifier
"Byte" is the number of bytes referenced by the ADDR_x, RD_x, or SD_x parameter.
Note
The total number of bytes received on a GET instruction or the total number of bytes sent on
a PUT instruction is limited. The limitations are based on how many of the four possible
address and memory areas you use:
If you use only ADDR_1 and RD_1/SD_1, a GET instruction can get 222 bytes and a PUT
instruction can send 212 bytes.
If you use ADDR_1, RD_1/SD_1, ADDR_2, and RD_2/SD_2, a GET instruction can get a
total of 218 bytes and a PUT instruction can send a total of 196 bytes.
If you use ADDR_1, RD_1/SD_1, ADDR_2, RD_2/SD_2, ADDR_3, and RD_3/SD_3 a
GET instruction can get a total of 214 bytes and a PUT instruction can send a total of 180
bytes.
If you use ADDR_1, RD_1/SD_1, ADDR_2, RD_2/SD_2, ADDR_3, RD_3/SD_3, ADDR_4,
RD_4/SD_4 a GET instruction can get a total of 210 bytes and a PUT instruction can
send a total of 164 bytes.
The sum of the number of bytes of each of your address and memory area parameters must
be less than or equal to the defined limits. If you exceed these limits, the GET or PUT
instruction returns an error.

Communication
10.5 S7 communication
S7-1200 Programmable controller
492 System Manual, 04/2012, A5E02486680-06
On the rising edge of the REQ parameter, the read operation (GET) or write operation (PUT)
loads the ID, ADDR_1, and RD_1 (GET) or SD_1 (PUT) parameters.
● For GET: The remote CPU returns the requested data to the receive areas (RD_x),
starting with the next scan. When the read operation has completed without error, the
NDR parameter is set to 1. A new operation can only be started only after the previous
operation has completed.
● For PUT: The local CPU starts sending the data (SD_x) to the memory location (ADDR_x)
in the remote CPU. When the write operation has completed without error, the remote
CPU returns an execution acknowledgement. The DONE parameter of the PUT
instruction is then set to 1. A new write operation can only be started after the previous
operation has completed.
Note
To ensure data consistency, always evaluate when the operation has been completed
(NDR = 1 for GET, or DONE = 1 for PUT) before accessing the data or initiating another
read or write operation.
The ERROR and STATUS parameters provide information about the status of the read
(GET) or write (PUT) operation.
Table 10- 44 Error information
ERROR STATUS
(decimal)
Description
0 11 New job cannot take effect since previous job is not yet completed.
The job is now being processed in a priority class having lower priority.
0 25 Communication has started. The job is being processed.
1 1 Communications problems, such as:
Connection description not loaded (local or remote)
Connection interrupted (for example: cable, CPU is turned off, or CM/CB/CP is in
STOP mode)
Connection to partner not yet established
1 2 Negative acknowledgement from the partner device. The task cannot be executed.
1 4 Errors in the send area pointers (RD_x for GET, or SD_x for PUT) involving the data
length or the data type.
1 8 Access error on the partner CPU
1 10 Access to the local user memory not possible (for example, attempting to access a
deleted DB)
1 12 When the SFB was called:
An instance DB was specified that does not belong to GET or PUT
No instance DB was specified, but rather a shared DB
No instance DB found (loading a new instance DB)

Communication
10.5 S7 communication
S7-1200 Programmable controller
System Manual, 04/2012, A5E02486680-06 493
ERROR STATUS
(decimal)
Description
1 20 Exceeded the maximum number of parallel jobs/instances
The instances were overloaded at CPU-RUN
This status is possible for first execution of the GET or PUT instruction
1 27 There is no corresponding GET or PUT instruction in the CPU.
10.5.2 Creating an S7 connection
The connection type that you select creates a communication connection to a partner
station. The connection is set up, established, and automatically monitored.
In the Devices and Networks portal, use the "Network view" to create the network
connections between the devices in your project. First, click the "Connections" tab, and then
select the connection type with the dropdown, just to the right (for example, an S7
connection). Click the green (PROFINET) box on the first device, and drag a line to the
PROFINET box on the second device. Release the mouse button and your PROFINET
connection is joined.
Refer to "Creating a network connection" (Page 126) for more information.
Click the "Highlighted: Connection" button to access the "Properties" configuration dialog of
the communication instruction.
10.5.3 Configuring the Local/Partner connection path between two devices
Configuring General parameters
You specify the communication parameters in the "Properties" configuration dialog of the
communication instruction. This dialog appears near the bottom of the page whenever you
have selected any part of the instruction.
Refer to "Device configuration: Configuring the Local/Partner connection path (Page 127)"
for more information.
In the "Address Details" section of the Connection parameters dialog, you define the TSAPs
or ports to be used. The TSAP or port of a connection in the CPU is entered in the "Local
TSAP" field. The TSAP or port assigned for the connection in your partner CPU is entered
under the "Partner TSAP" field.

Communication
10.5 S7 communication
S7-1200 Programmable controller
494 System Manual, 04/2012, A5E02486680-06
10.5.4 GET/PUT connection parameter assignment
The GET/PUT instructions connection parameter assignment is a user aid for configuring
CPU-to-CPU S7 communication connections.
After inserting a GET or PUT block, the GET/PUT instructions connection parameter
assignment is started:
The inspector window displays the properties of the connection whenever you have selected
any part of the instruction. You can specify the communication parameters in the
"Configuration" tab of the "Properties" for the communication instruction.
10.5.4.1 Connection parameters
The "Connection parameters" page allows the user to configure the necessary S7
connection and to configure the parameter "Connection ID" that is referenced by the
GET/PUT block parameter "ID". The page's content has information about the local endpoint
and allows the user to define the local interface. The user can also define the partner end
point.
The "Block parameters" page allows the user to configure the additional block parameters.

Communication
10.5 S7 communication
S7-1200 Programmable controller
System Manual, 04/2012, A5E02486680-06 495
Table 10- 45 Connection parameter: General definitions
Parameter Definition
End point "Local End point": Name assigned to the Local CPU
"Partner End point": Name assigned to the Partner (remote) CPU
Note: In the "Partner End point" dropdown list, the system displays all potential
S7 connection partners of the current project as well as the option
"unspecified". An unspecified partner represents a communication partner
which is not currently in the STEP 7 project (for example, a third party device
communication partner).
Interface Name assigned to the interfaces
Note: The user can change the connection by changing the Local and Partner
interfaces
Interface type Type of interface
Subnet name Name assigned to the subnets
Address Assigned IP addresses
Note: The user can specify the remote address of a third party device for an
"unspecified" communication partner.
Connection ID ID number: Automatically generated by the GET/PUT connection parameter
assignment
Connection name Local and Partner CPU data storage location: Automatically generated by the
GET/PUT connection parameter assignment
Active connection
establishment
Checkbox to select Local CPU as the active connection
Connection
parameter:
General
One-way Checkbox to specify a one-way or two-way connection; read-only
Note: In a PROFINET GET/PUT connection, both the local and partner
devices can act as a server or a client. This allows a two-way connection, and
the "One-way" checkbox is unchecked.
In a PROFIBUS GET/PUT connection, in some cases, the Partner device can
only act as a server (for example, an S7-300), and the "One-way" checkbox is
checked.

Communication
10.5 S7 communication
S7-1200 Programmable controller
496 System Manual, 04/2012, A5E02486680-06
Connection ID parameter
There are three ways to change the system-defined connection IDs:
1. The user can change the current ID directly on the GET/PUT block. If the new ID belongs
to an already existing connection, the connection is changed.
2. The user can change the current ID directly on the GET/PUT block, but the new ID does
not already exist. A new S7 connection is created by the system.
3. The user can change the current ID through the "Connection overview" dialog: The user-
input is synchronized with the ID-parameter on the corresponding GET/PUT block.
Note
The parameter "ID" of the GET/PUT block is not a connection name, but a numerical
expression which is written like the following example: W#16#1
Connection name parameter
The connection name is editable through a special user control, the "Connection overview"
dialog. This dialog offers all the available S7 connections which could be selected as an
alternative for the current GET/PUT communication. The user can create a completely new
connection in this table. Click the button to the right of the "Connection name" field to start
the "Connection overview" dialog.

Communication
10.5 S7 communication
S7-1200 Programmable controller
System Manual, 04/2012, A5E02486680-06 497
10.5.4.2 Configuring a CPU-to-CPU S7 connection
Given the configuration of PLC_1, PLC_2, and PLC_3 as shown in the figure below, insert
GET or PUT blocks for "PLC_1".
For the GET or PUT instruction, the "Properties" tab is automatically displayed in the
inspector window with the following menu selections:
● "Configuration"
● "Connection parameters"

Communication
10.5 S7 communication
S7-1200 Programmable controller
498 System Manual, 04/2012, A5E02486680-06
Configuring a PROFINET S7 connection
For the "Partner End point", select "PLC_3".
The system reacts with the following changes:
Table 10- 46 Connection parameter: General values
Parameter Definition
End point "Local End point" contains "PLC_1" as read-only.
"Partner End point" field contains "PLC_3[CPU319-3PN/DP]":
The color switches from red to white
The "Partner" device image is shown.
A connection line appears between the PLC_1- and PLC_3 device images
(green Ethernet line).
Interface "Local Interface" contains "CPU1214C DC/DC/DC, PROFINET interface
(R0/S1)".
"Partner Interface" contains: "CPU319-3PN/DP, PROFINET interface
(R0/S2)".
Interface type "Local Interface type" contains "Ethernet/IP"; control is read-only.
"Partner Interface type" contains "Ethernet/IP"; control is read-only.
Interface type images are shown at the right beside the Local and Partner
"Interface type" (green Ethernet icon).
Subnet name "Local Subnet name" contains "PN/IE_1"; control is read only.
"Partner Subnet name" contains "PN/IE_1"; control is read only.
Address "Local Address" contains the Local IP address; control is read only.
"Partner Address" contains the Partner IP address; control is read only.
Connection
parameter:
General
Connection ID "Connection ID" contains "100".
In the Program editor, in the Main [OB1], the GET/PUT block "Connection ID"
value also contains "100".

Communication
10.5 S7 communication
S7-1200 Programmable controller
System Manual, 04/2012, A5E02486680-06 499
Parameter Definition
Connection name "Connection name" contains the default connection name (for example,
"S7_Connection_1"); control is enabled.
Active connection
establishment
Checked and enabled to select the Local CPU as the active connection.
One-way Read-only and unchecked.
Note: "PLC_1" (an S7-1200 CPU 1214CDC/DC/Rly) and "PLC_3" (an S7-300
CPU 319-3PN/DP) can both act as a server and a client in a PROFINET
GET/PUT connection, allowing a two-way connection.
The GET/PUT icon in the Property View tree also changes from red to green.
Completed PROFINET S7 connection
In the "Network view", a two-way S7 connection is shown in the "Connections" table between
"PLC_1" and "PLC_3".

Communication
10.5 S7 communication
S7-1200 Programmable controller
500 System Manual, 04/2012, A5E02486680-06
Configuring a PROFIBUS S7 connection
For the "Partner End point", select "PLC_3".
The system reacts with the following changes:
Table 10- 47 Connection parameter: General values
Parameter Definition
End point "Local End point" contains "PLC_1" as read-only.
"Partner End point" field contains "PLC_3[CPU319-3PN/DP]":
The color switches from red to white
The "Partner" device image is shown.
A connection line appears between the PLC_1- and PLC_3 device images
(purple PROFIBUS line).
Interface "Local Interface" contains "CPU1214C DC/DC/DC, PROFIBUS interface
(R0/S1)".
"Partner Interface" contains: "CPU319-3PN/DP, PROFIBUS interface
(R0/S2)".
Interface type "Local Interface type" contains "PROFIBUS"; control is read-only.
"Partner Interface type" contains " PROFIBUS "; control is read-only.
Interface type images are shown at the right beside the Local and Partner
"Interface type" (purple PROFIBUS icon).
Subnet name "Local Subnet name" contains " PROFIBUS _1"; control is read only.
"Partner Subnet name" contains " PROFIBUS _1"; control is read only.
Address "Local Address" contains the Local IP address; control is read only.
"Partner Address" contains the Partner IP address; control is read only.
Connection
parameter:
General
Connection ID "Connection ID" contains "100".
In the Program editor, in the Main [OB1], the GET/PUT block "Connection ID"
value also contains "100".

Communication
10.5 S7 communication
S7-1200 Programmable controller
System Manual, 04/2012, A5E02486680-06 501
Parameter Definition
Connection name "Connection name" contains the default connection name (for example,
"S7_Connection_1"); control is enabled.
Active connection
establishment
Read-only, checked, and enabled to select the Local CPU as the active
connection.
One-way Read-only and checked.
Note: "PLC_3" (an S7-300 CPU319-3PN/DP) can act only as a server (cannot
also be a client) in a PROFIBUS GET/PUT connection, allowing only a one-
way connection.
The GET/PUT icon in the Property View tree also changes from red to green.
Completed PROFIBUS S7 connection
In the "Network view", a one-way S7 connection is shown in the "Connections" table
between "PLC_1" and "PLC_3".

Communication
10.5 S7 communication
S7-1200 Programmable controller
502 System Manual, 04/2012, A5E02486680-06
S7-1200 Programmable controller
System Manual, 04/2012, A5E02486680-06 503
Web server 11
The Web server for the S7-1200 provides Web page access to data about your CPU and
process data within the CPU.
Standard Web pages
The S7-1200 includes standard Web pages that you can access from your PC from a Web
browser (Page 505):
● Introduction (Page 508) - entry point to the standard Web pages
● Start Page (Page 509) - general information about the CPU
● Identification (Page 510) - detailed information about the CPU including serial, order, and
version numbers
● Module Information (Page 511) - information about the modules in the local rack
● Communication (Page 513) - information about the network addresses, physical
properties of the communication interfaces, and communication statistics
● Diagnostic Buffer (Page 510) - the diagnostic buffer
● Variable Status (Page 515) - CPU variables and I/O, accessible by address or PLC tag
name
● Data Logs (Page 516) - data log files stored internally in the CPU or on a memory card
● Update Firmware (Page 519) - update the firmware in your CPU
These pages are built in to the S7-1200. For details about the standard Web pages, and how
to access them, refer to the Standard web pages (Page 505) section.
User-defined Web pages
The S7-1200 also provides support for you to create user-defined Web pages that can
access CPU data. You can develop these pages with the HTML authoring software of your
choice, and include pre-defined "AWP" (Automation Web Programming) commands in your
HTML code to access CPU data. Refer to the User-defined web pages (Page 521) chapter
for specific information on the development of user-defined Web pages, and the associated
configuration and programming in STEP 7.
Web browser requirement
The following Web browsers support the Web server:
● Internet Explorer 8.0 or greater
● Mozilla Firefox 3.0 or greater
● Opera 11.0 or greater

Web server
11.1 Enabling the Web server
S7-1200 Programmable controller
504 System Manual, 04/2012, A5E02486680-06
For browser-related restrictions that can interfere with the display of standard or user-defined
Web pages, see the Constraints (Page 558) section.
11.1 Enabling the Web server
You enable the Web server in STEP 7 from Device Configuration for the CPU to which you
intend to connect.
To enable the Web server, follow these steps:
1. Select the CPU in the Device Configuration view.
2. In the inspector window, select "Web server" from the CPU properties.
3. Select the check box for "Enable Web server on this module".
4. To require secure access to the Web server, select the "Permit access only with HTTPS"
check box.
WARNING
Unauthorized access to the CPU or changing PLC variables to invalid values could
disrupt process operation and could result in death, severe personal injury and/or
property damage.
Because enabling the Web server allows "admin" users to perform operating mode
changes, writes to PLC data, and firmware updates, Siemens recommends that you
observe the following security practices:
Enable access to the Web server only with the HTTPS protocol.
Password-protect the CPU (Page 164) with a strong password. Strong passwords
are at least eight characters in length, mix letters, numbers, and special characters,
are not words that can be found in a dictionary, and are not names or identifiers that
can be derived from personal information. Keep the password secret and change it
frequently.
Perform error-checking and range-checking on your variables in your program logic
because Web page users can change PLC variables to invalid values.
After you download the device configuration, you can use the standard Web pages to access
the CPU. If you select "Enable" for "Automatic update", standard Web pages refresh every
ten seconds.
If you created user-defined Web pages, you can access them from the standard Web page
menu.
Note
If a "Download in RUN" (Page 690) is in progress, standard and user-defined Web pages do
not update data values or permit you to write data values until the download is complete. Any
attempts to write data values while the download is in progress are discarded.

Web server
11.2 Standard web pages
S7-1200 Programmable controller
System Manual, 04/2012, A5E02486680-06 505
11.2 Standard web pages
11.2.1 Accessing the standard Web pages from the PC
To access the S7-1200 standard Web pages from a PC, follow these steps:
1. Ensure that the S7-1200 and the PC are on a common Ethernet network or are
connected directly to each other with a standard Ethernet cable.
2. Open a Web browser and enter the URL "http://ww.xx.yy.zz", where "ww.xx.yy.zz"
corresponds to the IP address of the S7-1200 CPU.
The Web browser opens the Introduction page.
Note
If your Internet access prevents direct connection to an IP address, see your IT
administrator. Your Web environment or operating system might also impose other
constraints (Page 558).
Alternatively, you can address your Web browser to a specific standard Web page. To do so,
enter the URL in the form "http://ww.xx.yy.zz/<page>.html", where <page> corresponds to
one of the standard Web pages:
● start (Page 509) - general information about the CPU
● identification (Page 510) - detailed information about the CPU including serial, order, and
version numbers
● module (Page 511) - information about the modules in the local rack
● communication (Page 513) - information about the network addresses, physical
properties of the communication interfaces, and communication statistics
● diagnostic (Page 510) - the diagnostic buffer
● variable (Page 515) - CPU variables and I/O, accessible by address or PLC tag name
● datalog (Page 516) - data log files stored internally in the CPU or on a memory card
● updatefirmware (Page 519) - page that provides ability to update the firmware in your
CPU from a file
● index (Page 508) - introduction page to enter the standard Web pages
For example, if you enter "http://ww.xx.yy.zz/communication.html", the browser will display
the communication page.

Web server
11.2 Standard web pages
S7-1200 Programmable controller
506 System Manual, 04/2012, A5E02486680-06
Secure access
You can use https:// instead of http:// for secure access to the standard Web pages. When
you connect to the S7-1200 with https://, the Web site encrypts the session with a digital
certificate. The data is securely transmitted and not accessible for anyone to view. You will
typically get a security warning that you can confirm with "Yes" to proceed to the standard
Web pages. To avoid the security warning with each secure access, you can import the
Siemens software certificate to your Web browser (Page 560).
11.2.2 Layout of the standard Web pages
Each of the standard Web pages has a common layout with navigational links and page
controls as shown below:
7
6
5
4
3
2
1
① Web server header
② Log in or log out
③ Standard Web page header with name of the page that you are viewing. This example is the
CPU Identification page. Some of the standard Web pages, such as module information, also
display a navigation path here if multiple screens of that type can be accessed.
④ Refresh icon: for pages with automatic refresh, enables or disables the automatic refresh
function; for pages without automatic refresh, causes the page to update with current data
⑤ Print icon: prepares and displays a printable version of the information available from the
displayed page
⑥ Navigation area to switch to another page
⑦ Content area for specific standard Web page that you are viewing. This example is the CPU
Identification page.

Web server
11.2 Standard web pages
S7-1200 Programmable controller
System Manual, 04/2012, A5E02486680-06 507
Note
Printing standard Web pages
When printing standard Web page content, note that the printed contents can sometimes
differ from the displayed page. For example, a print copy of the Diagnostic buffer page might
contain new diagnostic entries that are not shown on the Diagnostic buffer page display. If
automatic refresh is not enabled, the page display shows the diagnostic events at the time
the page was initially displayed and the print copy contains the diagnostic events at the time
the print function was executed.
Logging in
No log in is required to view the data in the standard Web pages. To perform certain actions
such as changing the operating mode of the controller, writing values to memory, and
updating the CPU firmware you must log in as the "admin" user.
The log in frame is near the upper left corner on each page.
To log in as the "admin" user, follow these steps:
1. Enter "admin" for the Name field.
2. Enter the CPU password if one is configured in the Password field; otherwise, press the
Enter key.
You are now logged in as the "admin" user.
WARNING
Unauthorized access to the CPU or changing PLC variables to invalid values could disrupt
process operation and could result in death, severe personal injury and/or property
damage.
Because enabling the Web server allows "admin" users to perform operating mode
changes, writes to PLC data, and firmware updates, Siemens recommends that you
observe the following security practices:
Enable access to the Web server only with the HTTPS protocol.
Password-protect the CPU (Page 164) with a strong password. Strong passwords are at
least eight characters in length, mix letters, numbers, and special characters, are not
words that can be found in a dictionary, and are not names or identifiers that can be
derived from personal information. Keep the password secret and change it frequently.
Perform error-checking and range-checking on your variables in your program logic
because Web page users can change PLC variables to invalid values.
If you encounter any errors logging in, return to the Introduction page (Page 508) and
download the Siemens security certificate (Page 560). You can then log in with no errors.

Web server
11.2 Standard web pages
S7-1200 Programmable controller
508 System Manual, 04/2012, A5E02486680-06
Logging out
To log out the "admin" user, simply click the "Log out" link from any
page.
You can continue to access and view standard Web pages when not logged in, but you
cannot perform the actions that are restricted to the "admin" user. Each of the standard Web
page descriptions defines the actions, if any, that require the "admin" log in.
11.2.3 Introduction
The Introduction page is the welcome screen for entry into the S7-1200 standard Web
pages.
From this page, you click "Enter" to access the S7-1200 standard Web pages. At the top of
the screen are links to useful Siemens Web sites, as well as a link to download the Siemens
security certificate (Page 560).

Web server
11.2 Standard web pages
S7-1200 Programmable controller
System Manual, 04/2012, A5E02486680-06 509
11.2.4 Start
The Start page displays a representation of the CPU to which you are connected and lists
general information about the CPU. If you log in as the "admin" user, you can also change
the operating mode of the CPU and flash the LEDs.
2
1
① and ② Buttons for flashing LEDs, and changing operating mode only appear on the Start page
when you log in as the "admin" user.

Web server
11.2 Standard web pages
S7-1200 Programmable controller
510 System Manual, 04/2012, A5E02486680-06
11.2.5 Identification
The Identification page displays identifying characteristics of the CPU:
● Serial number
● Order numbers
● Version information
The Identification page does not vary with the "admin" login.
11.2.6 Diagnostic Buffer
The diagnostic buffer page displays diagnostic events. From the selector, you can choose
what range of diagnostic buffer entries to display, either 1 to 25 or 26 to 50. The top part of
the page displays those entries with the CPU time and date of when the event occurred. The
times are system times from the CPU time-of-day clock (Page 86).
From the top part of the page, you can select any individual entry to show detailed
information about that entry in the bottom part of the page.

Web server
11.2 Standard web pages
S7-1200 Programmable controller
System Manual, 04/2012, A5E02486680-06 511
The Diagnostic buffer page does not vary with the "admin" login.
11.2.7 Module Information
The module information page provides information about all the modules in the local rack.
The top section of the screen shows a summary of the modules, and the bottom section
shows status and identification of the selected module.
Status display

Web server
11.2 Standard web pages
S7-1200 Programmable controller
512 System Manual, 04/2012, A5E02486680-06
Identification display
Drilling down
You can select a link in the top section to drill down to the module information for that
particular module. Modules with submodules have links for each submodule. The type of
information that is displayed varies with the module selected. For example, the module
information dialog initially displays the name of the SIMATIC 1200 station, a status indicator,
and a comment. If you drill down to the CPU, the module information displays the name of
the digital and analog inputs and outputs that the CPU model provides (for example,
"DI14/DO10", "AI2"), addressing information for the I/O, status indicators, slot numbers, and
comments.
As you drill down, the module information page shows the path you have followed. You can
click any link in this path to return to a higher level.

Web server
11.2 Standard web pages
S7-1200 Programmable controller
System Manual, 04/2012, A5E02486680-06 513
Sorting fields
When the list displays multiple modules, you can click the column header
of a field to sort it either up or down by that field.
Filtering the module information
You can filter any field in the module information list. From the drop-down list, select the field
name for which you want to filter the data. Enter text in the associated text box and click the
Filter link. The list updates to show you modules that correspond to your filtering criteria.
Status information
The status tab in the bottom section of the module information page displays a description of
the current status of the module that is selected in the top section.
Identification
The identification tab displays the serial number and revision numbers of the selected
module.
The module information page does not vary with the "admin" login.
11.2.8 Communication
The communication page displays the parameters of the connected CPU, and
communications statistics. The Parameter tab shows the MAC address of the CPU, the IP
address and IP settings of the CPU, and physical properties. The Statistics tab shows send
and receive communication statistics.

Web server
11.2 Standard web pages
S7-1200 Programmable controller
514 System Manual, 04/2012, A5E02486680-06
Communication: Parameter display
Communication: Statistics display
The communication page does not vary with the "admin" login.

Web server
11.2 Standard web pages
S7-1200 Programmable controller
System Manual, 04/2012, A5E02486680-06 515
11.2.9 Variable Status
The Variable Status page allows you to view any of the I/O or memory data in your CPU.
You can enter a direct address (such as I0.0), a PLC tag name, or a tag from a specific data
block. For data block tags, you enclose the data block name in double quotation marks. For
each monitor value you can select a display format for the data. You can continue entering
and specifying values until you have as many as you want within the limitations for the page.
The monitor values show up automatically and refresh by default, unless you click the "Off"
icon in the upper right area of the page. When refresh is disabled, you can click "On" to re-
enable automatic refresh.
With the "admin" log in, you can also modify data values. Enter any values that you wish to
set in the appropriate "Modify Value" field. Click the "Go" button beside a value to write that
value to the CPU. You can also enter multiple values and click "Modify All Values" to write all
of the values to the CPU.
1
① The "Modify Value" functionality is only visible and accessible when you are logged in as the "admin" user.

Web server
11.2 Standard web pages
S7-1200 Programmable controller
516 System Manual, 04/2012, A5E02486680-06
If you leave the Variable Status page and return, the Variable Status page does not retain
your entries. You can bookmark the page and return to the bookmark to see the same
entries. If you do not bookmark the page, you must re-enter the variables.
Note
Be aware of the following issues when using the standard Variable Status page:
The Variable Status page does not allow you to modify a string longer than
198 characters.
When using exponential notation to enter a value for a Real or LReal data type in the
Variable Status page:
– To enter a real-number value (Real or LReal) with a positive exponent (such as
+3.402823e+25), enter the value in either of the following formats:
+3.402823e25
+3.402823e+25
– To enter real-number value (Real or LReal) with a negative exponent (such as
+3.402823e-25), enter the value as follows:
+3.402823e-25
– Be sure that the mantissa portion of the real value in exponential notation includes a
decimal point. Failure to include a decimal point results in the modification of the value
to an unexpected integer value. For example, enter -1.0e8 rather than -1e8.
The Variable Status page supports only 15 digits for an LReal value (regardless of the
location of the decimal point). Entering more than 15 digits creates a rounding error.
Limitations on the Variable Status page:
● The maximum number of variable entries per page is 50.
● The maximum number of characters for the URL corresponding to the Variable Status
page is 2083. You can see the URL that represents your current variable page in the
address bar of your browser.
● For the character display format, the page displays hexadecimal values if the actual CPU
values are not valid ASCII characters as interpreted by the browser.
Note
If a tag name displays special characters such that it is rejected as an entry on the
Variable Status page, you can enclose the tag name in double quotation marks. In most
cases, the Variable Status page will then recognize the tag name.
11.2.10 Data Logs
The Data Logs page allows you to view or download a specified number of data log entries.
With the "admin" log in, you can also clear these entries after downloading them, or you can
delete them. The Web server downloads data logs to your PC in comma-separated values
(CSV) file format.

Web server
11.2 Standard web pages
S7-1200 Programmable controller
System Manual, 04/2012, A5E02486680-06 517
The Data Logs page displays up to 40 data log files. If more than 40 data log files exist, the
Data Logs page shows the first 40 created.
Note
Time stamp for data logs are shown in system time and not in local time
The CPU writes the time stamps for the data log entries in system time (Page 86) and the
standard "Data Logs" page of the Web server displays the time stamps for the data logs in
system time.
1 2
① The "Download & Clear" option is not available if you are not logged in as the "admin" user.
② The "Delete" option is not available if you are not logged in as the "admin" user.
Note
The data log file is in USA/UK comma-separated values format (CSV). To open it in Excel on
non-USA/UK systems, you must import it into Excel with specific settings (Page 561).
Recent entries: Downloading a specified number of recent data entries
Set the number of recent entries to download and then click the Data log name to initiate a
download of the specified number of entries. In the output .csv file, the data entries are
sorted in decreasing entry order. You will be prompted by Windows to open or save the log
file.

Web server
11.2 Standard web pages
S7-1200 Programmable controller
518 System Manual, 04/2012, A5E02486680-06
By default, the number of recent entries to view defaults to 25 entries. You can change this
value in the "Number of recent entries to view" field by entering a number or by using the +
or - button to increment or decrement the value.
Note
The Records parameter of the DataLogCreate (Page 315) instruction defines the maximum
number of entries per data log file.
Downloading a log file that contains all data entries
To download an entire log file, click the Download icon corresponding to a specific log file.
You will be prompted by Windows to open or save the log file.
In the output .csv file, all data entries are included and sorted in increasing entry number
order unless the data log is full and older entries (lower entry number) are being overwritten
by later entries (higher entry number).
Downloading and clearing a log file
To download a log file and then clear all the data entries, you must be logged in as the
"admin" user. Then click the "Download & Clear" icon corresponding to a specific log file.
You will be prompted by Windows to open or save the log file.
After the download is complete, a new "//END" line is inserted after the header entry of the
Data log file stored in the PLC. This effectively clears the Data log for future internal PLC
processing, but subsequent downloads of this file will have new data entries inserted above
the first "//END" line.
Note
Data log .csv file "//END" marker
The "//END" .csv file end marker is only used for the first ((max entries) -1) entries to mark
the logical end of the file. Behind the logical end, the file may contain data which may be
interpreted by Excel as additional data entries. You should search for the first "//END" then
delete it and all entries below it. If the logical end marker is not present, you can sort the data
rows using the entry number.
Deleting a log file
To delete a log file, you must be logged in as the "admin" user. Then click the Delete icon
that corresponds to a specific log file. The Web server then deletes the selected log file.
Additional information
For information on programming with the Data log instructions, see the Data logging
(Page 313) chapter.

Web server
11.2 Standard web pages
S7-1200 Programmable controller
System Manual, 04/2012, A5E02486680-06 519
11.2.11 Update Firmware
The Update Firmware page allows an "admin" user to update the CPU firmware from a file..
Note
You can only update S7-1200 CPUs of version 3.0 and higher with the Update Firmware
feature.
The Web server uses the "https" protocol to perform the firmware update.
The CPU must be in STOP mode to perform a firmware update. If the CPU is not already in
STOP mode, the Web server prompts to transition the CPU to stop mode.
When the CPU is in STOP mode, you can navigate to and select a file from which to load the
firmware version update. Firmware updates are available on the customer support Web site
(http://support.automation.siemens.com). After you have downloaded the appropriate
firmware update from the Web site to your computer, you can browse to and select the file
on your computer for the update.

Web server
11.2 Standard web pages
S7-1200 Programmable controller
520 System Manual, 04/2012, A5E02486680-06
During the update, the Update Firmware page displays a message showing that the update
is in progress. After the update completes, the Update Firmware page displays the order
number and version number of the updated firmware and prompts you to allow a CPU
restart.
If you do not respond in ten minutes, the CPU automatically restarts.

Web server
11.3 User-defined web pages
S7-1200 Programmable controller
System Manual, 04/2012, A5E02486680-06 521
11.3 User-defined web pages
The S7-1200 Web server also provides the means for you to create your own application-
specific HTML pages that incorporate data from the PLC. You create these pages using the
HTML editor of your choice and download them to the CPU where they are accessible from
the standard Web page menu. This process involves several tasks:
● Creating HTML pages with an HTML editor, such as Microsoft Frontpage (Page 521)
● Including AWP commands in HTML comments in the HTML code (Page 522):The AWP
commands are a fixed set of commands that Siemens provides for accessing CPU
information.
● Configuring STEP 7 to read and process the HTML pages (Page 535)
● Generating blocks from the HTML pages (Page 535)
● Programming STEP 7 to control the use of the HTML pages (Page 537)
● Compiling and downloading the blocks to the CPU (Page 538)
● Accessing the user-defined Web pages from your PC (Page 539)
This process is illustrated below:
1
① HTML files with embedded AWP commands
11.3.1 Creating HTML pages
You can use the software package of your choice to create your own HTML pages for use
with the Web server. Be sure that your HTML code is compliant to the HTML standards of
the W3C (World Wide Web Consortium). STEP 7 does not perform any verification of your
HTML syntax.
You can use a software package that lets you design in WYSIWYG or design layout mode,
but you need to be able to edit your HTML code in pure HTML form. Most Web authoring
tools provide this type of editing; otherwise, you can always use a simple text editor to edit
the HTML code. Include the following line in your HTML page to set the charset for the page
to UTF-8:
<meta http-equiv="content-type" content="text/html; charset=utf-8">

Web server
11.3 User-defined web pages
S7-1200 Programmable controller
522 System Manual, 04/2012, A5E02486680-06
Also be sure to save the file from the editor in UTF-8 character encoding:
You use STEP 7 to compile everything in your HTML pages into STEP 7 data blocks. These
data blocks consist of one control data block that directs the display of the Web pages and
one or more fragment data blocks that contain the compiled Web pages. Be aware that
extensive sets of HTML pages, particularly those with lots of images, require a significant
amount of load memory space (Page 539) for the fragment DBs. If the internal load memory
of your CPU is not sufficient for your user-defined Web pages, use a memory card
(Page 107) to provide external load memory.
To program your HTML code to use data from the S7-1200, you include AWP commands
(Page 522) as HTML comments. When finished, save your HTML pages to your PC and
note the folder path where you save them.
Refreshing user-defined Web pages
User-defined Web pages do not automatically refresh. It is your choice whether to program
the HTML to refresh the page or not. For pages that display PLC data, refreshing periodically
keeps the data current. For HTML pages that serve as forms for data entry, refreshing can
interfere with the user entering data. If you want your entire page to automatically refresh,
you can add this line to your HTML header, where "10" is the number of seconds between
refreshes:
<meta http-equiv="Refresh" content="10">
You can also use JavaScripts or other HTML techniques to control page or data refreshing.
For this, refer to documentation on HTML and JavaScript.
11.3.2 AWP commands supported by the S7-1200 Web server
The S7-1200 Web server provides AWP commands that you embed in your user-defined
Web pages as HTML comments for the following purposes:
● Reading variables (Page 523)
● Writing variables (Page 524)
● Reading special variables (Page 526)
● Writing special variables (Page 527)
● Defining enum types (Page 529)
● Assigning variables to enum types (Page 530)
● Creating fragment data blocks (Page 532)
General syntax
Except for the command to read a variable, the AWP commands are of the following syntax:
<!-- AWP_ <command name and parameters> -->
You use the AWP commands in conjunction with typical HTML form commands to write to
variables in the CPU.

Web server
11.3 User-defined web pages
S7-1200 Programmable controller
System Manual, 04/2012, A5E02486680-06 523
The descriptions of the AWP commands in the following pages use the following
conventions:
● Items enclosed in brackets [ ] are optional.
● Items enclosed in angle brackets < > are parameter values to be specified.
● Quotation marks are a literal part of the command. They must be present as indicated.
● Special characters in tag or data block names, depending on usage, must be escaped or
enclosed in quotation marks (Page 534).
Use a text editor or HTML editing mode to insert AWP commands into your pages.
AWP command summary
The details for using each AWP command are in the topics to follow, but here is a brief
summary of the commands:
Reading variables
:=<Varname>:
Writing variables
<!-- AWP_In_Variable Name='<Varname1>' [Use='<Varname2>'] ... -->
This AWP command merely declares the variable in the Name clause to be writable. Your
HTML code performs writes to the variable by name from <input>, <select>, or other HTML
statements within an HTML form.
Reading special variables
<!-- AWP_Out_Variable Name='<Type>:<Name>' [Use='<Varname>'] -->
Writing special variables
<!-- AWP_In_Variable Name='<Type>:<Name>' [Use='<Varname>']-->
Defining enum types
<!--
AWP_Enum_Def Name='<Enum type name>' Values='<Value>, <Value>,... '
-->
Referencing enum types
<!-- AWP_Enum_Ref Name='<VarName>' Enum='<EnumType>' -->
Creating fragments
<!-- AWP_Start_Fragment Name='<Name>' [Type=<Type>][ID=<id>] -->
Importing fragments
<!-- AWP_Import_Fragment Name='<Name>' -->
11.3.2.1 Reading variables
User-defined Web pages can read variables (PLC tags) from the CPU.
Syntax
:=<Varname>:

Web server
11.3 User-defined web pages
S7-1200 Programmable controller
524 System Manual, 04/2012, A5E02486680-06
Parameters
<Varname> The variable to be read, which can be a PLC tag name from your STEP 7 program,
a data block tag, I/O, or addressable memory. For memory or I/O addresses or
alias names (Page 534), do not use quotation marks around the tag name. For
PLC tags, use double quotation marks around the tag name. For data block tags,
enclose the block name only in double quotation marks. The tag name is outside of
the quotation marks. Note that you use the data block name and not a data block
number.
Examples
:="Conveyor_speed"::="My_Data_Block".flag1:
:=I0.0:
:=MW100:
Example reading an aliased variable
<!-- AWP_Out_Variable Name='flag1' Use='"My_Data_Block".flag1' -->
:=flag1:
Note
Defining alias names for PLC tags and data block tags is described in the topic Using an
alias for a variable reference (Page 529).
If a tag name or data block name includes special characters, you must use additional
quotation marks or escape characters as described in the topic Handling tag names that
contain special characters (Page 534).
11.3.2.2 Writing variables
User-defined pages can write data to the CPU. This is accomplished by using an AWP
command to identify a variable in the CPU to be writable from the HTML page. The variable
must be specified by PLC tag name or data block tag name. You can declare multiple
variable names in one statement. To write the data to the CPU, you use standard HTTP
POST commands.
A typical usage is to design a form in your HTML page with text input fields or select list
choices that correspond to writable CPU variables. As with all user-defiined pages, you then
generate the blocks from STEP 7 such that they are included in your STEP 7 program.
When an admin user subsequently accesses this page and types data into the input fields or
selects a choice from a select list, the Web server converts the input to the appropriate data
type for the variable, and writes the value to the variable in the CPU. Note that the name
clause for HTML input fields and HTML select lists uses syntax typical for the name clause of
the AWP_In_Variable command. Typically enclose the name in single quotation marks and if
you reference a data block, enclose the data block name in double quotation marks.
For form management details, refer to documentation for HTML.

Web server
11.3 User-defined web pages
S7-1200 Programmable controller
System Manual, 04/2012, A5E02486680-06 525
Syntax
<!-- AWP_In_Variable Name='<Varname1>' [Use='<Varname2>'] ... -->
Parameters
<Varname1> If no Use clause is provided, Varname1 is the variable to be written. It can be a
PLC tag name from your STEP 7 program or a tag from a specific data block.
If a Use clause is provided, Varname1 is an alternate name for the variable
referenced in <Varname2> (Page 529). It is a local name within the HTML page.
<Varname2> If a Use clause is provided, Varname2 is the variable to be written. It can be a PLC
tag name from your STEP 7 program or a tag from a specific data block.
For both Name clauses and Use clauses, the complete name must be enclosed in single
quotation marks. Within the single quotes, use double quotation marks around a PLC tag
and double quotation marks around a data block name. The data block name is within the
double quotes but not the data block tag name. Note that for data block tags, you use the
name of the block and not a data block number.
Examples using HTML input field
<!-- AWP_In_Variable Name='"Target_Level"' -->
<form method="post">
<p>Input Target Level: <input name='"Target_Level"' type="text" />
</p>
</form>
<!-- AWP_In_Variable Name='"Data_block_1".Braking' -->
<form method="post">
<p>Braking: <input name='"Data_block_1".Braking' type="text" />
%</p>
</form>
<!-- AWP_In_Variable Name='"Braking"' Use='"Data_block_1".Braking' -
->
<form method="post">
<p>Braking: <input name='"Braking"' type="text" /> %</p>
</form>
Example using HTML select list
<!-- AWP_In_Variable Name='"Data_block_1".ManualOverrideEnable'-->
<form method="post">
<select name='"Data_block_1".ManualOverrideEnable'>
<option value=:"Data_block_1".ManualOverrideEnable:> </option>
<option value=1>Yes</option>
<option value=0>No</option>
</select><input type="submit" value="Submit setting" /></form>

Web server
11.3 User-defined web pages
S7-1200 Programmable controller
526 System Manual, 04/2012, A5E02486680-06
Note
Only an admin user can write data to the CPU. The commands are ignored if the user has
not logged in as the admin user.
If a tag name or data block name includes special characters, you must use additional
quotation marks or escape characters as described in the topic "Handling tag names that
contain special characters (Page 534)".
11.3.2.3 Reading special variables
The Web server provides the ability to read values from the PLC to store in special variables
in the HTTP response header. You might, for example, want to read a pathname from a PLC
tag to redirect the URL to another location using the HEADER:Location special variable.
Syntax
<!-- AWP_Out_Variable Name='<Type>:<Name>' [Use='<Varname>'] -->
Parameters
<Type> The type of special variable and is one of the following:
HEADER
COOKIE_VALUE
COOKIE_EXPIRES
<Name> Refer to HTTP documentation for a list of all the names of HEADER variables. A
few examples are listed below:
Status: response code
Location: path for redirection
Retry-After: how long service is expected to be unavailable to the requesting client
For types COOKIE_VALUE and COOKIE_EXPIRES, <Name> is the name of a
specific cookie.
COOKIE_VALUE:name: value of the named cookie
COOKIE_EXPIRES:name: expiration time in seconds of named cookie
The Name clause must be enclosed in single or double quotation marks.
If no Use clause is specified, the special variable name corresponds to a PLC tag
name. Enclose the complete Name clause within single quotation marks and the
PLC tag in double quotation marks. The special variable name and PLC tag name
must match exactly.
<Varname> Name of the PLC tag or data block tag for the variable to be read into
The Varname must be enclosed in single quotation marks. Within the single
quotes, use double quotation marks around a PLC tag or data block name. The
data block name is within the double quotes but not the data block tag name. Note
that for data block tags, you use the name of the block and not a data block
number.

Web server
11.3 User-defined web pages
S7-1200 Programmable controller
System Manual, 04/2012, A5E02486680-06 527
Examples
<!-- AWP_Out_Variable Name='"HEADER:Status"' -->
In this example, the HTTP special variable "HEADER:Status" receives the value of the PLC
tag "HEADER:Status". The name in the PLC tag table must match the name of the special
variable exactly if no Use clause is specified.
<!-- AWP_Out_Variable Name='HEADER:Status' Use='"Status"' -->
In this example, the HTTP special variable "HEADER:Status" receives the value of the PLC
tag "Status".
If a tag name or data block name includes special characters, you must use additional
quotation marks or escape characters as described in the topic Handling tag names that
contain special characters (Page 534).
11.3.2.4 Writing special variables
The Web server provides the ability to write values to the CPU from special variables in the
HTTP request header. For example, you can store information in STEP 7 about the cookie
associated with a user-defined Web page, the user that is accessing a page, or header
information. The Web server provides access to specific special variables that you can write
to the CPU when logged in as the admin user.
Syntax
<!-- AWP_In_Variable Name='<Type>:<Name>' [Use='<Varname>']-->

Web server
11.3 User-defined web pages
S7-1200 Programmable controller
528 System Manual, 04/2012, A5E02486680-06
Parameters
<Type> The type of special variable and is one of the following:
HEADER
SERVER
COOKIE_VALUE
<Name> Specific variable within the types defined above, as shown in these examples:
HEADER:Accept: content types that are acceptable
HEADER:User-Agent: information about the user agent originating the request.
SERVER:current_user_id: id of the current user; 0 if no user logged in
SERVER:current_user_name: name of the current user
COOKIE_VALUE:<name>: value of the named cookie
Enclose the Name clause in single quotation marks.
If no Use clause is specified, the special variable name corresponds to a PLC
variable name. Enclose the complete Name clause within single quotation marks
and the PLC tag in double quotation marks. The special variable name must match
the PLC tag name exactly.
Refer to HTTP documentation for a list of all the names of HEADER variables.
<Varname> The variable name in your STEP 7 program into which you want to write the special
variable, which can be a PLC tag name, or a data block tag.
The Varname must be enclosed in single quotation marks. Within the single
quotes, use double quotation marks around a PLC tag or data block name. The
data block name is within the double quotes but not the data block tag name. Note
that for data block tags, you use the name of the block and not a data block
number.
Examples
<!-- AWP_In_Variable Name='"SERVER:current_user_id"' -->
In this example, the Web page writes the value of the HTTP special variable
"SERVER:current_user_id" to the PLC tag named "SERVER:current_user_id ".
<!-- AWP_In_Variable Name=SERVER:current_user_id' Use='"my_userid"'
-->
In this example, the Web page writes the value of the HTTP special variable
"SERVER:current_user_id" to the PLC tag named "my_userid".
Note
Only an admin user can write data to the CPU. The commands are ignored if the user has
not logged in as the admin user.
If a tag name or data block name includes special characters, you must use additional
quotation marks or escape characters as described in the topic "Handling tag names that
contain special characters (Page 534)".

Web server
11.3 User-defined web pages
S7-1200 Programmable controller
System Manual, 04/2012, A5E02486680-06 529
11.3.2.5 Using an alias for a variable reference
You can use an alias in your user-defined Web page for an In_Variable or an Out_Variable.
For example, you can use a different symbolic name in your HTML page than the one used
in the CPU, or you can equate a variable in the CPU with a special variable. The AWP Use
clause provides this capability.
Syntax
<-- AWP_In_Variable Name='<Varname1>' Use='<Varname2>' -->
<-- AWP_Out_Variable Name='<Varname1>' Use='<Varname2>' -->
Parameters
<Varname1> The alias name or special variable name
Varname1 must be enclosed in single or double quotation marks.
<Varname2> Name of the PLC variable for which you want to assign an alias name. The variable
can be a PLC tag, a data block tag, or a special variable. Varname2 must be
enclosed in single quotation marks. Within the single quotes, use double quotation
marks around a PLC tag, special variable, or data block name. The data block
name is within the double quotes but not the data block tag name. Note that for
data block tags, you use the name of the block and not a data block number.
Examples
<-- AWP_In_Variable Name='SERVER:current_user_id'
Use='"Data_Block_10".server_user' -->
In this example, the special variable SERVER:current_user_id is written to the tag
"server_user" in data block "Data_Block_10".
<-- AWP_Out_Variable Name='Weight'
Use='"Data_Block_10".Tank_data.Weight' -->
In this example, the value in data block structure member Data_Block_10.Tank_data.Weight
can be referenced simply by "Weight" throughout the rest of the user-defined Web page.
<-- AWP_Out_Variable Name='Weight' Use='"Raw_Milk_Tank_Weight"' -->
In this example, the value in the PLC tag "Raw_Milk_Tank_Weight" can be referenced simply
by "Weight" throughout the rest of the user-defined Web page.
If a tag name or data block name includes special characters, you must use additional
quotation marks or escape characters as described in the topic Handling tag names that
contain special characters (Page 534).
11.3.2.6 Defining enum types
You can define enum types in your user-defined pages and assign the elements in an AWP
command.
Syntax
<!-- AWP_Enum_Def Name='<Enum type name>' Values='<Value>,
<Value>,... ' -->

Web server
11.3 User-defined web pages
S7-1200 Programmable controller
530 System Manual, 04/2012, A5E02486680-06
Parameters
<Enum type
name>
Name of the enumerated type, enclosed in single or double quotation marks.
<Value> <constant>:<name>
The constant indicates the numerical value for the enum type assignment. The total
number is unbounded.
The name is the value assigned to the enum element.
Note that the entire string of enum value assignments is enclosed in single quotation marks,
and each individual enum type element assignment is enclosed in double quotation marks.
The scope of an enum type definition is global for the user-defined Web pages. If you have
set up your user-defined Web pages in language folders (Page 551), the enum type
definition is global for all pages in the language folder.
Example
<!-- AWP_Enum_Def Name='AlarmEnum' Values='0:"No alarms", 1:"Tank is
full", 2:"Tank is empty"' -->
11.3.2.7 Referencing CPU variables with an enum type
You can assign a variable in the CPU to an enum type. This variable can be used elsewhere
in your user-defined Web page in a read operation (Page 523) or a write operation
(Page 524). On a read operation, the Web server will replace the numerical value that is
read from the CPU with the corresponding enum text value. On a write operation, the Web
server will replace the text value with the integer value of the enumeration that corresponds
to the text before writing the value to the CPU.
Syntax
<!-- AWP_Enum_Ref Name='<Varname>' Enum="<EnumType>" -->
Parameters
<Varname> Name of PLC tag or data block tag to associate with the enum type, or the name of
the alias name for a PLC tag (Page 529) if declared.
Varname must be enclosed in single quotation marks. Within the single quotes, use
double quotation marks around a PLC tag or data block name. Note that for data
block tags, you use the name of the block and not a data block number. The data
block name is within the double quotes but not the data block tag name.
<EnumType> Name of the enumerated type, which must be enclosed in single or double
quotation marks
The scope of an enum type reference is the current fragment.
Example declaration
<!-- AWP_Enum_Ref Name='"Alarm"' Enum="AlarmEnum" -->

Web server
11.3 User-defined web pages
S7-1200 Programmable controller
System Manual, 04/2012, A5E02486680-06 531
Example usage in a variable read
<!-- AWP_Enum_Def Name='AlarmEnum' Values='0:"No alarms", 1:"Tank is
full", 2:"Tank is empty"' -->
<!-- AWP_Enum_Ref Name='"Alarm"' Enum="AlarmEnum" -->
...
<p>The current value of "Alarm" is :="Alarm":</p>
If the value of "Alarm" in the CPU is 2, the HTML page displays 'The current value of "Alarm"
is Tank is empty' because the enum type definion (Page 529) assigns the text string "Tank is
empty" to the numerical value 2.
Example usage in a variable write
<!-- AWP_Enum_Def Name='AlarmEnum' Values='0:"No alarms", 1:"Tank is
full", 2:"Tank is empty"' -->
<!-- AWP_In_Variable Name='"Alarm"' -->
<!-- AWP_Enum_Ref Name='"Alarm"' Enum='AlarmEnum' -->
...
<form method="POST">
<p><input type="hidden" name='"Alarm"' value="Tank is full" /></p>
<p><input type="submit" value='Set Tank is full' /><p>
</form>
Because the enum type defintion (Page 529) assigns "Tank is full" to the numerical value 1,
the value 1 is written to the PLC tag named "Alarm" in the CPU.
Note that the Name clause in the AWP_In_Variable declaration must correspond exactly to
the Name clause in the AWP_Enum_Ref declaration.
Example usage in a variable write with use of an alias
<!-- AWP_Enum_Def Name='AlarmEnum' Values='0:"No alarms", 1:"Tank is
full", 2:"Tank is empty"' -->
<!-- AWP_In_Variable Name='"Alarm"'
Use='"Data_block_4".Motor1.Alarm'-->
<!-- AWP_Enum_Ref Name='"Alarm"' Enum='AlarmEnum' -->
...
<form method="POST">
<p><input type="hidden" name='"Alarm"' value="Tank is full" /></p>
<p><input type="submit" value='Set Tank is full' /><p>
</form>
Because the enum type defintion (Page 529) assigns "Tank is full" to the numerical value 1,
the value 1 is written to the alias "Alarm" which corresponds to the PLC tag named
"Motor1.Alarm" in data block "Data_Block_4" in the CPU.
If a tag name or data block name includes special characters, you must use additional
quotation marks or escape characters as described in the topic Handling tag names that
contain special characters (Page 534).

Web server
11.3 User-defined web pages
S7-1200 Programmable controller
532 System Manual, 04/2012, A5E02486680-06
11.3.2.8 Creating fragments
STEP 7 converts and stores user-defined Web pages as a control DB and fragment DBs
when you click "Generate blocks" in the CPU Properties for the Web server. You can set up
specific fragments for specific pages or for sections of specific pages. You can identify these
fragments by a name and number with the "Start_Fragment" AWP command. Everything in
the page following the AWP_Start_Fragment command belongs to that fragment until
another AWP_Start_Command is issued or until end of file is reached.
Syntax
<!-- AWP_Start_Fragment Name='<Name>' [Type=<Type>][ID=<id>]-->
Parameters
<Name> Text string: name of fragment DB
Fragment names must begin with a letter or underscore and be comprised of
letters, numeric digits, and underscores. The fragment name is a regular
expression of the form:
[a-zA-Z_][a-zA-Z_0-9]*
<Type> "manual" or "automatic"
manual: The STEP 7 program must request this fragment and can respond
accordingly. Operation of the fragment must be controlled with STEP 7 and the
control DB variables.
automatic: The Web server processes the fragment automatically.
If you do not specify the type parameter, the default is "automatic".
<id> Integer identification number. If you do not specify the ID parameter, the Web
server assigns a number by default. For manual fragments, set the ID to a low
number. The ID is the means by which the STEP 7 program controls a manual
fragment.
<Mode> "visible" or "hidden"
visible: Contents of the fragment will display on the user-defined Web page.
hidden: Contents of the fragment will not display on the user-defined Web page.
If you do not specify the type parameter, the default is "visible".
Manual fragments
If you create a manual fragment for a user-defined Web page or portion of a page, then your
STEP 7 program must control when the fragment is sent. The STEP 7 program must set
appropriate parameters in the control DB for a user-defined page under manual control and
then call the WWW instruction with the control DB as modified. For understanding the
structure of the control DB and how to manipulate individual pages and fragments, see the
topic Advanced user-defined Web page control (Page 555).

Web server
11.3 User-defined web pages
S7-1200 Programmable controller
System Manual, 04/2012, A5E02486680-06 533
11.3.2.9 Importing fragments
You can create a named fragment from a portion of your HTML code and then import that
fragment elsewhere in your set of user-defined Web pages. For example, consider a set of
user-defined Web pages that has a start page and then several other HTML pages
accessible from links on the start page. Suppose each of the separate pages is to display the
company logo on the page. You could implement this by creating a fragment (Page 532) that
loads the image of the company logo. Each individual HTML page could then import this
fragment to display the company logo. You use the AWP Import_Fragment command for this
purpose. The HTML code for the fragment only exists in one fragment, but you can import
this fragment DB as many times as necessary in as many Web pages as you choose.
Syntax
<!-- AWP_Import_Fragment Name='<Name>' -->
Parameters
<Name> Text string: name of the fragment DB to be imported
Example
Excerpt from HTML code that creates a fragment to display an image:
<!-- AWP_Start_Fragment Name='My_company_logo' --><p><img
src="company_logo.jpg"></p>
Excerpt from HTML code in another .html file that imports the fragment that displays the logo
image:
<!-- AWP_Import_Fragment Name='My_company_logo' -->
Both .html files (the one that creates the fragment and the one that imports it) are in the
folder structure that you define when you configure the user-defined pages in STEP 7
(Page 535).
11.3.2.10 Combining definitions
When declaring variables for use in your user-defined Web pages, you can combine a
variable declaration and an alias for the variable (Page 529). You can also declare multiple
In_Variables in one statement and multiple Out_Variables in one statement.
Examples
<!-- AWP_In_Variable Name='"Level'", Name='"Weight"', Name='"Temp"'
-->
<--! AWP_Out_Variable Name='HEADER:Status', Use='"Status"',
Name='HEADER:Location', Use="Location",
Name='COOKIE_VALUE:name', Use="my_cookie" -->
<!-- AWP_In_Variable Name='Alarm' Use='"Data_block_10".Alarm' -->

Web server
11.3 User-defined web pages
S7-1200 Programmable controller
534 System Manual, 04/2012, A5E02486680-06
11.3.2.11 Handling tag names that contain special characters
When specifying variable names in user-defined Web pages, you must take special care if
tag names contain characters that have special meanings.
Reading variables
You use the following syntax to read a variable (Page 523):
:=<Varname>:
The following rules apply to reading variables:
● For variable names from the PLC tag table, enclose the tag name in double quotation
marks.
● For variable names that are data block tags, enclose the data block name in double
quotation marks. The tag is outside of the quotation marks.
● For variable names that are direct I/O addresses, memory addresses, or alias names, do
not use quotation marks around the read variable.
● For tag names or data block tag names that contain a backslash, precede the backslash
with another backslash.
● If a tag name or data block tag name contains a colon, less than sign, greater than sign,
or ampersand define an alias that has no special characters for the read variable, and
read the variable using the alias. Precede colons in tag names in a Use clause with a
backslash.
Table 11- 1 Examples of Read variables
Data block name Tag name Read command
n/a ABC:DEF <!--AWP_Out_Variable Name='special_tag'
Use ='"ABC:DEF"' -->
:=special_tag:
n/a T\ :="T\\":
n/a A \B 'C :D <!--AWP_Out_Variable
Name='another_special_tag' Use='"A \\B \'C
:D"' -->
:=another_special_tag:
n/a a<b <!--AWP_Out_Variable Name='a_less_than_b'
Use='"a<b"' -->
:=a_less_than_b:
Data_block_1 Tag_1 :="Data_block_1".Tag_1:
Data_block_1 ABC:DEF <!-- AWP_Out_Variable Name='special_tag'
Use='"Data_block_1".ABC\:DEF'-->
:=special_tag:
DB A' B C D$ E Tag :="DB A' B C D$ E".Tag:
DB:DB Tag:Tag <!--AWP_Out_Variable Name='my_tag' Use
='"DB:DB".Tag\:Tag' -->
:=my_tag:

Web server
11.3 User-defined web pages
S7-1200 Programmable controller
System Manual, 04/2012, A5E02486680-06 535
Name and Use clauses
The AWP commands AWP_In_Variable, AWP_Out_Variable, AWP_Enum_Def,
AWP_Enum_Ref, AWP_Start_Fragment and AWP_Import_Fragment have Name clauses.
HTML form commands such as <input> and <select> also have name clauses.
AWP_In_Variable and AWP_Out_Variable can additionally have Use clauses. Regardless of
the command, the syntax for Name and Use clauses regarding the handling of special
characters is the same:
● The text you provide for a Name or Use clause must be enclosed within single quotation
marks. If the enclosed name is a PLC tag or Data block name, use single quotation
marks for the full clause.
● Within a Name or Use clause, data block names and PLC tag names must be enclosed
within double quotation marks.
● If a tag name or Data block name includes a single quote character or backslash, escape
that character with a backslash. The backslash is the escape character in the AWP
command compiler.
Table 11- 2 Examples of Name clauses
Data block name Tag name Name clause options
n/a ABC'DEF Name='"ABC\'DEF"'
n/a A \B 'C :D Name='"A \\B \'C :D"'
Data_block_1 Tag_1 Name='"Data_block_1".Tag_1'
Data_block_1 ABC'DEF Name='"Data_block_1".ABC\'DEF'
Data_block_1 A \B 'C :D Name='"Data_block_1".A \\B \'C :D'
DB A' B C D$ E Tag Name='"DB A\' B C D$ E".Tag'
Use clauses follow the same conventions as Name clauses.
Note
Regardless of what characters you use in your HTML page, set the charset of the HTML
page to UTF-8 and save it from the editor with UTF-8 character encoding.
11.3.3 Configuring use of user-defined Web pages
To configure user-defined Web pages from STEP 7, follow these steps:
1. Select the CPU in the Device Configuration view.

Web server
11.3 User-defined web pages
S7-1200 Programmable controller
536 System Manual, 04/2012, A5E02486680-06
2. Display the "Web server" properties in the inspector window for the CPU.
3. If not already selected, select the check box for "Enable Web server".
4. Select the check box for "Permit access only with HTTPS" to ensure that the Web server
uses encrypted communication and to increase the security of your Web-accessible CPU.
5. Enter or browse to the folder name on your PC where you saved the HTML default page
(start page).
6. Enter the name of the default page.
7. Provide a name for your application (optional). The application name is used to further
subcategorize or group web pages. When an application name exists, the URL will
appear in the following format: http://ww.xx.yy.zz/awp/<application
name>/<pagename>.html.
8. Specify filename extensions to be examined for the presence of AWP commands. By
default, STEP 7 analyzes files with .htm, .html, or .js extensions. If you have additional file
extensions, append them.
9. Keep the default for the Web DB number, or enter a number of your choice. This is the
DB number of the control DB that controls display of the Web pages.
10. Keep the default for the fragment DB start number, or enter a number of your choice. This
is the first of the fragment DBs that contains the Web pages.

Web server
11.3 User-defined web pages
S7-1200 Programmable controller
System Manual, 04/2012, A5E02486680-06 537
Generating program blocks
When you click the "Generate blocks" button, STEP 7 generates data blocks from the HTML
pages in the HTML source directory that you specified and a control data block for the
operation of your Web pages. You can set these attributes as needed for your application
(Page 537). STEP 7 also generates a set of fragment data blocks to hold the representation
of all of your HTML pages. When you generate the data blocks, STEP 7 updates the
properties to display the control data block number, and the number of the first of the
fragment data blocks. After you generate the data blocks, your user-defined Web pages are
a part of your STEP 7 program. The blocks corresponding to these pages appear in the Web
server folder, which is in the System blocks folder under Program blocks in the project
navigation tree.
Deleting program blocks
To delete data blocks that you have previously generated, click the "Delete data blocks"
button. STEP 7 deletes the control data block and all of the fragment data blocks from your
project that correspond to user-defined Web pages.
11.3.4 Programming the WWW instruction for user-defined web pages
Your STEP 7 user program must include and execute the WWW instruction in order for the
user-defined Web pages to be accessible from the standard Web pages. The control data
block is the input parameter to the WWW instruction and specifies the content of the pages
as represented in the fragment data blocks, as well as state and control information. STEP 7
creates the control data block when you click the "Create blocks" button in the configuration
of user-defined Web pages (Page 535).
Programming the WWW instruction
The STEP 7 program must execute the WWW instruction for the user-defined Web pages to
be accessible from the standard Web pages. You might want the user-defined Web pages
available only under certain circumstances as dictated by your application requirements and
preferences. In this case, your program logic can control when to call the WWW instruction.
Table 11- 3 WWW instruction
LAD / FBD SCL Description
ret_val := WWW(
ctrl_db:=_uint_in_);
Provides access to user-defined Web pages
from standard Web pages

Web server
11.3 User-defined web pages
S7-1200 Programmable controller
538 System Manual, 04/2012, A5E02486680-06
You must provide the control data block input parameter (CTRL_DB) which corresponds to
the integer DB number of the control DB. You can find this control DB block number (called
Web DB Number) in the Web Server properties of the CPU after you create the blocks for
the user-defined Web pages. Enter the integer DB number as the CTRL_DB parameter of
the WWW instruction. The return value (RET_VAL) contains the function result. Note that the
WWW instruction executes asynchronously and that the RET_VAL output might have an
initial value of 0 although an error can occur later. The program can check the state of the
control DB to ensure that the application started successfully, or check RET_VAL with a
subsequent call to WWW.
Table 11- 4 Return value
RET_VAL Description
0 No error
16#00yx x: The request represented by the respective bit is in the waiting state:
x=1: request 0
x=2: request 1
x=4: request 2
x=8: request 3
The x values can be logically OR-ed to represent waiting states of multiple requests. If x = 6, for
example, requests 1 and 2 are waiting.
y: 0: no error; 1: error exists and "last_error" has been set in the control DB
16#803a The control DB is not loaded.
16#8081 The control DB is of the wrong type, format, or version.
16#80C1 No resources are available to initialize the web application.
Usage of the Control DB
STEP 7 creates the control data block when you click "Generate blocks" and displays the
control DB number in the User-defined Web pages properties. You can find the control DB
as well in the Program blocks folder in the project navigation tree.
Typically, your STEP 7 program uses the control DB directly as created by the "Generate
blocks" process with no additional manipulation. However, the STEP 7 user program can set
global commands in the control DB to deactivate the web server or to subsequently re-
enable it. Also, for user-defined pages that you create as manual fragment DBs (Page 535),
the STEP 7 user program must control the behavior of these pages through a request table
in the control DB. For information on these advanced tasks, see the topic Advanced user-
defined Web page control (Page 555).
11.3.5 Downloading the program blocks to the CPU
After you have generated the blocks for user-defined Web pages, they are part of your STEP
7 program just like any other program blocks. You follow the normal process to download the
program blocks to the CPU. Note that you can only download user-defined Web page
program blocks when the CPU is in STOP mode.

Web server
11.3 User-defined web pages
S7-1200 Programmable controller
System Manual, 04/2012, A5E02486680-06 539
11.3.6 Accessing the user-defined web pages from the PC
You access your user-defined Web pages from the standard Web pages (Page 505). The
standard Web pages display a link for "User Pages" on the left side menu where the links to
the other pages appear. When you click the "User Pages" link, your Web browser goes to
the page that provides access to your default page. From within the user-defined content
area, navigation is according to how you designed your specific pages.
The Web server displays the user-defined page content within the framework of the standard
Web page display. That is, the header frame at the top and the login and navigation frames
at the left remain in fixed positions.
1
2
① Link to default page of user-defined Web pages
② Content area of user-defined Web pages
11.3.7 Constraints specific to user-defined Web pages
The constraints for standard Web pages (Page 558) also apply to user-defined Web pages.
In addition, user-defined Web pages have some specific considerations.
Load memory space
Your user-defined Web pages become data blocks when you click "Generate blocks", which
require load memory space. If you have a memory card installed, you have up to the
capacity of your memory card as external load memory space for the user-defined Web
pages.
If you do not have a memory card installed, these blocks take up internal load memory
space, which is limited according to your CPU model.

Web server
11.3 User-defined web pages
S7-1200 Programmable controller
540 System Manual, 04/2012, A5E02486680-06
You can check the amount of load memory space that is used and the amount that is
available from the Online and Diagnostic tools in STEP 7. You can also look at the properties
for the individual blocks that STEP 7 generates from your user-defined Web pages and see
the load memory consumption.
Note
If you need to reduce the space required for your user-defined Web pages, reduce your use
of images if applicable.
11.3.8 Example of a user-defined web page
11.3.8.1 Web page for monitoring and controlling a wind turbine
As an example of a user-defined Web page, consider a Web page that is used to remotely
monitor and control a wind turbine:
Note
This example page is in English, but you can, of course, use any language when you are
developing your own HTML pages.

Web server
11.3 User-defined web pages
S7-1200 Programmable controller
System Manual, 04/2012, A5E02486680-06 541
Description
In this application, each wind turbine in a wind turbine farm is equipped with an S7-1200 for
control of the turbine. Within the STEP 7 program, each wind turbine has a data block with
data specific to that wind turbine and location.
The user-defined Web page provides remote turbine access from a PC. A user can connect
to standard web pages of the CPU of a particular wind turbine and access the user-defined
"Remote Wind Turbine Monitor" Web page to see the data for that turbine. An admin user
can also put the turbine in manual mode and control the variables for turbine speed, yaw,
and pitch from the Web page. An admin user can also set a braking value regardless of
whether the turbine is under manual or automatic control.
The STEP 7 program would check the Boolean values for overriding automatic control, and if
set, would use the user-entered values for turbine speed, yaw, and pitch. Otherwise, the
program would ignore these values.
Files used
This user-defined Web page example consists of three files:
● Wind_turbine.html: This is the HTML page that implements the display shown above,
using AWP commands to access controller data.
● Wind_turbine.css: This is the cascading style sheet that contains formatting styles for the
HTML page. Use of a cascading style sheet is optional, but it can simplify the HTML page
development.
● Wind_turbine.jpg: This is the background image that the HTML page uses. Use of images
in user-defined Web pages is, of course, optional, and does require additional space in
the CPU.
These files are not provided with your installation, but are described as an example.
Implementation
The HTML page uses AWP commands to read values from the PLC (Page 523) for the
display fields and to write values to the PLC (Page 524) for data coming from user input.
This page also uses AWP commands for enum type definition (Page 529) and reference
(Page 530) for handling ON/OFF settings.
The first part of the page displays a header line that includes the wind turbine number and
the location.
The next part of the page displays atmospheric
conditions at the wind turbine. These fields are
supplied from I/O at the turbine site that provide
the wind speed, wind direction, and current
temperature.
Next, the page displays the power output of the
turbine as read from the S7-1200.

Web server
11.3 User-defined web pages
S7-1200 Programmable controller
542 System Manual, 04/2012, A5E02486680-06
The following sections allow for manual control of the turbine, overriding the normal
automatic control by the S7-1200. These types are as follows:
Manual override: enables manual override
of the turbine. The STEP 7 user program
requires that the manual override setting be
true before enabling the use of any of the
manual settings for turbine speed, or yaw or
pitch.
Yaw override: enables manual override of
the yaw setting, and a manual setting for the
yaw. The STEP 7 user program requires
that both manual override and yaw override
be true in order to apply the yaw setting.
Pitch override: enables manual override of
the pitch of the blades. The STEP 7 user
program requires that both manual override
and pitch override be true in order to apply
the blade pitch setting.
The HTML page includes a submit button to
post the override settings to the controller.
The braking user input field provides a manual
setting for a braking percentage. The STEP 7
user program does not require manual override
to accept a braking value.
In addition, the HTML page uses an AWP command to write the special variable (Page 527)
that contains the user ID of the user that is accessing the page to a tag in the PLC tag table.
11.3.8.2 Reading and displaying controller data
The "Remote Wind Turbine Monitor" HTML page uses numerous AWP commands for
reading data from the controller (Page 523) and displaying it on the page. For example,
consider the HTML code for displaying the power output as shown in this portion of the
example Web page:
Sample HTML code
The following excerpt from the "Remote Wind Turbine Monitor" HTML page displays the text
"Power Output:" in the left cell of a table row and reads the variable for the power output and
displays it in the right cell of the table row along with the text for the units, KW.
The AWP command :="Data_block_1".PowerOutput: performs the read operation. Note that
data blocks are referenced by name, not by data block number (that is, "Data_block_1" and
not "DB1").

Web server
11.3 User-defined web pages
S7-1200 Programmable controller
System Manual, 04/2012, A5E02486680-06 543
<tr style="height:2%;">
<td>
<p>Power output:</p>
</td>
<td>
<p style="margin-bottom:5px;"> :="Data_block_1".PowerOutput: KW</p>
</td>
</tr>
11.3.8.3 Using an enum type
%The "Remote Wind Turbine Monitor" HTML page uses enum types for the three instances
where HTML page displays "ON" or "OFF" for a Boolean value, and for where the user sets
a Boolean value. The enum type for "ON" results in a value of 1, and the enum type for
"OFF" results in a value of 0. For example, consider the HTML code for reading and writing
the Manual Override Enable setting in "Data_block_1".ManualOverrideEnable value using an
enum type:
Sample HTML code
The following excerpts from the "Remote Wind Turbine Monitor" HTML page show how to
declare an enum type called "OverrideStatus" with values of "Off" and "On" for 0 and 1, and
then setting an enum type reference to OverrideStatus for the ManualOverrideEnable
Boolean tag in the data block named "Data_block_1". Note that for each AWP_Enum_Ref
declaration there must be a corresponding AWP_In_Variable declaration for the data block
tag or PLC variable if the HTML page writes to the variable through an enum type.
<!-- AWP_In_Variable Name='"Data_block_1".ManualOverrideEnable' -->
<!-- AWP_Enum_Def Name="OverrideStatus" Values='0:"Off",1:"On"' -->
<!-- AWP_Enum_Ref Name='"Data_block_1".ManualOverrideEnable'
Enum="OverrideStatus" -->
Where the HTML page includes a display field in a table cell for the current state of
ManualOverrideEnable. It uses just a normal read variable command, but with the use of the
previously declared and referenced enum type, the page displays "Off" or "On" rather than 0
or 1.
<td style="width:24%; border-top-style: Solid; border-top-width:
2px; border-top-color: #ffffff;">
<p>Manual override: :="Data_block_1".ManualOverrideEnable:</p>
</td>
The HTML page includes a drop-down select list for the user to change the value of
ManualOverrideEnable. The select list uses the text "Yes" and "No" to display in the select
lists. With the use of the enum type, "Yes" is correlated to the value "On" of the enum type,
and "No" is correlated to the value "Off". The empty selection leaves the value of
ManualOverrideEnable as it is.

Web server
11.3 User-defined web pages
S7-1200 Programmable controller
544 System Manual, 04/2012, A5E02486680-06
<select name='"Data_block_1".ManualOverrideEnable'>
<option value=':"Data_block_1".ManualOverrideEnable:'> </option>
<option value="On">Yes</option>
<option selected value="Off">No</option>
</select>
The select list is included within a form on the HTML page. When the user clicks the submit
button, the page posts the form, which writes a value of "1" to the Boolean
ManualOverrideEnable in Data_block_1 if the user had selected "Yes", or "0" if the user had
selected "No".
11.3.8.4 Writing user input to the controller
The "Remote Wind Turbine Monitor" HTML page includes several AWP commands for
writing data to the controller (Page 524). The HTML page declares AWP_In_Variables for
Boolean variables so that an admin user can put the wind turbine under manual control and
enable manual override for the turbine speed, yaw override, and/or blade pitch override. The
page also uses AWP_In_Variables to allow an admin user to subsequently set floating-point
values for the turbine speed, yaw, pitch, and braking percentage. The page uses an HTTP
form post command to write the AWP_In_Variables to the controller.
For example, consider the HTML code for manually setting the braking value:
Sample HTML code
The following excerpt from the "Remote Wind Turbine Monitor" HTML page first declares an
AWP_In_Variable for "Data_block_1" that enables the HTML page to write to any tags in the
data block "Data_block_1". The page displays the text "Braking:" in the left cell of a table
row. In the right cell of the table row is the field that accepts user input for the "Braking" tag
of "Data_block_1". This user input value is within an HTML form that uses the HTTP method
"POST" to post the entered text data to the CPU. The page then reads the actual braking
value from the controller and displays it in the data entry field.
An admin user can subsequently use this page to write a braking value to the data block in
the CPU that controls braking.
<!-- AWP_In_Variable Name='"Data_block_1"' -->
...
<tr style="vertical-align: top; height: 2%;">
<td style="width: 22%;"><p>Braking:</p></td>
<td>
<form method="POST">
<p><input name='"Data_block_1".Braking' size="10" type="text"> %</p>
</form>
</td>
</tr>

Web server
11.3 User-defined web pages
S7-1200 Programmable controller
System Manual, 04/2012, A5E02486680-06 545
Note
Note that if a user-defined page has a data entry field for a writable data block tag that is a
string data type, the user must enclose the string in single quotation marks when entering
the string value in the field.
Note
Note that if you declare an entire data block in an AWP_In_Variable declaration such as <!--
AWP_In_Variable Name='"Data_block_1"' -->, then every tag within that data block can be
written from the user-defined Web page. Use this when you intend for all of the tags in a data
block to be writable. Otherwise, if you only want specific data block tags to be writable from
the user-defined Web page, declare it specifically with a declaration such as <!--
AWP_In_Variable Name='"Data_block_1".Braking' -->
11.3.8.5 Writing a special variable
The "Remote Wind Turbine Monitor" Web page writes the special variable
SERVER:current_user_id to a PLC tag in the CPU. In this case, the PLC tag value contains
the user ID of whoever is accessing the "Remote Wind Turbine Monitor" Web page.
Currently the admin user has a user ID of 1, so the PLC tag value is set to 1.
The special variable is written to the PLC by the Web page and requires no user interface.
Sample HTML code
<!-- AWP_In_Variable Name="SERVER:current_user_id" Use="User_ID"-->
11.3.8.6 Reference: HTML listing of remote wind turbine monitor Web page
Wind_turbine.html
<!DOCTYPE HTML PUBLIC "-//W3C//DTD HTML 4.01 Transitional//EN"
"http://www.w3.org/TR/html4/loose.dtd"><!--
This test program simulates a Web page to monitor and control a Wind
Turbine
Required PLC tags and Data Block Tags in STEP 7:
PLC Tag:
User_ID: Int
Data Blocks:
Data_block_1
Tags in Data_Block_1:

Web server
11.3 User-defined web pages
S7-1200 Programmable controller
546 System Manual, 04/2012, A5E02486680-06
Location: String
TurbineNumber: Int
WindSpeed: Real
WindDirection: Real
Temperature: Real
PowerOutput: Real
ManualOverrideEnable: Bool
TurbineSpeed: Real
YawOverride: Bool
Yaw: Real
PitchOverride: Bool
Pitch: Real
Braking: Real
The user-defined Web page displays current values for the PLC data,
and provides a select list to set the three booleans using an
enumerated type assignment. The "Submit" button posts the selected
boolean values as well as the data entry fields for TurbineSpeed,
Yaw, and Pitch. The value for Braking can be set without use of the
"Submit" button.
No actual STEP 7 program is required to use this page.
Theoretically, the STEP 7 program would only act on the values of
TurbineSpeed, Yaw, and Pitch, if the associated booleans were set.
The only STEP 7 requirement is to call the WWW instruction with the
DB number of the generated data blocks for this page.
-->
<!-- AWP_In_Variable Name='"Data_block_1"' -->
<!-- AWP_In_Variable Name='"Data_block_1".ManualOverrideEnable' -->
<!-- AWP_In_Variable Name='"Data_block_1".PitchOverride' -->
<!-- AWP_In_Variable Name='"Data_block_1".YawOverride' -->
<!-- AWP_In_Variable Name="SERVER:current_user_id" Use="User_ID"-->
<!-- AWP_Enum_Def Name="OverrideStatus" Values='0:"Off",1:"On"' -->
<!-- AWP_Enum_Ref Name='"Data_block_1".ManualOverrideEnable'
Enum="OverrideStatus" -->
<!-- AWP_Enum_Ref Name='"Data_block_1".PitchOverride'
Enum="OverrideStatus" -->
<!-- AWP_Enum_Ref Name='"Data_block_1".YawOverride'
Enum="OverrideStatus" -->
<html>
<head>
<meta http-equiv="content-type" content="text/html; charset=utf-
8"><link rel="stylesheet" href="Wind_turbine.css">
<title>Remote Wind Turbine Monitor</title>
</head>
<body>
<table style="background-image: url('./Wind_turbine.jpg'); width:
904px; height: 534px;" cellpadding="0" cellspacing="2"><tr
style="height: 2%;"><td colspan="2">
<h2>Remote Wind Turbine Monitor: Turbine
#:="Data_block_1".TurbineNumber: :="Data_block_1".Location:</h2>
</td>

Web server
11.3 User-defined web pages
S7-1200 Programmable controller
System Manual, 04/2012, A5E02486680-06 547
<tr style="height: 2%;"><td style="width: 24%;"><p>Wind
speed:</p></td>
<td><p> :="Data_block_1".WindSpeed: km/h</p></td>
</tr>
<tr style="height: 2%;">
<td style="width: 24%;"><p>Wind direction:</p></td>
<td><p> :="Data_block_1".WindDirection: deg.</p></td>
</tr>
<tr style="height: 2%;"><td style="width:
24%;"><p>Temperature:</p></td>
<td><p> :="Data_block_1".Temperature: deg. C</p></td>
</tr>
<tr style="height: 2%;">
<td style="width: 24%;"><p>Power output:</p></td>
<td><p style="margin-bottom:5px;"> :="Data_block_1".PowerOutput:
KW</p>
</td>
</tr>
<form method="POST" action="">
<tr style="height: 2%;" >
<td style="width=24%; border-top-style: Solid; border-top-width:
2px; border-top-color: #ffffff;">
<p>Manual override: :="Data_block_1".ManualOverrideEnable:</p>
</td>
<td class="Text">Set:
<select name='"Data_block_1".ManualOverrideEnable'>
<option value=':="Data_block_1".ManualOverrideEnable:'> </option>
<option value="On">Yes</option>
<option value="Off">No</option>
</select>
</td>
</tr>
<tr style="vertical-align: top; height: 2%;"><td style="width:
24%;"><p>Turbine speed:</p></td>
<td>
<p style="margin-bottom:5px;"><input
name='"Data_block_1".TurbineSpeed' size="10"
value=':="Data_block_1".TurbineSpeed:' type="text"> RPM</p>
</td>
</tr>
<tr style="vertical-align: top; height: 2%;">
<td style="width: 24%;">
<p>Yaw override: :="Data_block_1".YawOverride: </p>
</td>
<td class="Text">Set:
<select name='"Data_block_1".YawOverride'>

Web server
11.3 User-defined web pages
S7-1200 Programmable controller
548 System Manual, 04/2012, A5E02486680-06
<option value=':="Data_block_1".YawOverride:'> </option>
<option value="On">Yes</option>
<option value="Off">No</option>
</select>
</td>
</tr>
<tr style="vertical-align: top; height: 2%;">
<td style="width: 24%;">
<p>Turbine yaw:</p>
</td>
<td>
<p style="margin-bottom:5px;"><input name='"Data_block_1".Yaw'
size="10" value=':="Data_block_1".Yaw:' type="text"> deg.</p>
</td>
</tr>
<tr style="vertical-align: top; height: 2%;">
<td style="width: 24%;">
<p>Pitch override: :="Data_block_1".PitchOverride: </p>
</td>
<td class="Text">Set:
<select name='"Data_block_1".PitchOverride'>
<option value=':="Data_block_1".PitchOverride:'> </option>
<option value="On">Yes</option>
<option value="Off">No</option>
</select>
</td>
</tr>
<tr style="vertical-align: top; height: 2%;">
<td style="width=24%; border-bottom-style: Solid; border-bottom-
width: 2px; border-bottom-color: #ffffff;">
<p>Blade pitch:</p>
</td>
<td>
<p style="margin-bottom:5px;"><input name='"Data_block_1".Pitch'
size="10" value=':="Data_block_1".Pitch:' type="text"> deg.</p>
</td>
</tr>
<tr style="height: 2%;">
<td colspan="2"><br>
<input type="submit" value="Submit override settings and values">
</td>
</tr>
</form>
<tr style="vertical-align: top; height: 2%;">
<td style="width: 24%;"><p>Braking:</p></td>
<td>
<form method="POST" action="">

Web server
11.3 User-defined web pages
S7-1200 Programmable controller
System Manual, 04/2012, A5E02486680-06 549
<p> <input name='"Data_block_1".Braking' size="10"
value=':="Data_block_1".Braking:' type="text"> %</p>
</form>
</td>
</tr>
<tr><td></td></tr>
</table>
</body>
</html>
Wind_turbine.css
H2 {
font-family: Arial;
font-weight: bold;
font-size: 14.0pt;
color: #FFFFFF;
margin-top:0px;
margin-bottom:10px;
}
P {
font-family: Arial;
font-weight: bold;
color: #FFFFFF;
font-size: 12.0pt;
margin-top:0px;
margin-bottom:0px;
}
TD.Text {
font-family: Arial;
font-weight: bold;
color: #FFFFFF;
font-size: 12.0pt;
margin-top:0px;
margin-bottom:0px;
}
11.3.8.7 Configuration in STEP 7 of the example Web page
To include the "Remote Wind Turbine Monitor" HTML page as a user-defined Web page for
the S7-1200, you configure the data about the HTML page in STEP 7 and create data blocks
from the HTML page.
Access the CPU Properties for the S7-1200 that controls the wind turbine, and enter the
configuration information in the User-defined web pages properties of the Web Server:

Web server
11.3 User-defined web pages
S7-1200 Programmable controller
550 System Manual, 04/2012, A5E02486680-06
Configuration fields
● HTML directory: This field specifies the fully-qualified pathname to the folder where the
default page (home page or start page) is located on the computer. The "..." button allows
you to browse to the folder that you need.
● Default HTML page: This field specifies the filename of the default page or home page of
the HTML application. The "..." button allows you to select the file that you need. For this
example, WindTurbine.html is the default HTML page. The Remote Wind Turbine Monitor
example only consists of a single page, but in other user-defined applications the default
page can call up additional pages from links on the default page. Within the HTML code,
the default page must reference other pages relative to the HTML source folder.
● Application name: This optional field contains the name that the Web browser includes in
the address field when displaying the page. For this example, it is "Remote Wind Turbine
Monitor", but it can be any name.
No other fields require configuration.

Web server
11.3 User-defined web pages
S7-1200 Programmable controller
System Manual, 04/2012, A5E02486680-06 551
Final steps
To use the Remote Wind Turbine Monitor as configured, generate the blocks, program the
WWW instruction (Page 537) with the number of the generated control DB as an input
parameter, download the program blocks, and put the CPU in run mode.
When an operator subsequently accesses the standard Web pages for the S7-1200 that
controls the wind turbine, the "Remote Wind Turbine Monitor" Web page is accessible from
the "User Pages" link on the navigation bar. This page now provides the means to monitor
and control the wind turbine.
11.3.9 Setting up user-defined Web pages in multiple languages
The Web server provides the means for you to provide user-defined Web pages in the
following languages:
● German (de)
● English (en)
● Spanish (es)
● French (fr)
● Italian (it)
● Chinese (zh)
You do this by setting up your HTML pages in a folder structure (Page 551) that corresponds
to the languages and by setting a specific cookie named "siemens_automation_language"
from your pages (Page 552). The Web server responds to this cookie, and switches to the
default page in the corresponding language folder.
11.3.9.1 Creating the folder structure
To provide user-defined Web pages in multiple languages, you set up a folder structure
under your HTML directory. The two-letter folder names are specific and must be named as
shown below:
de: German
en: English
es: Spanish
fr: French
it: Italian
zh: Chinese
At the same level, you can also include any other folders that your pages need, for example,
folders for images or scripts.
You can include any subset of the language folders. You do not have to include all six
languages. Within the language folders, you create and program your HTML pages in the
appropriate language.

Web server
11.3 User-defined web pages
S7-1200 Programmable controller
552 System Manual, 04/2012, A5E02486680-06
11.3.9.2 Programming the language switch
The Web server performs switching between languages through the use of a cookie named
"siemens_automation_language". This is a cookie defined and set in the HTML pages, and
interpreted by the Web server to display a page in the appropriate language from the
language folder of the same name. The HTML page must include a JavaScript to set this
cookie to one of the pre-defined language identifiers: "de", "en", "es", "fr", "it', or "zh".
For example, if the HTML page sets the cookie to "de", the Web server switches to the "de"
folder and displays the page with the default HTML page name as defined in the STEP 7
configuration (Page 554).
Example
The following example uses a default HTML page named "langswitch.html" in each of the
language folders. Also in the HTML directory is a folder named "script". The script folder
includes a JavaScript file named "lang.js". Each langswitch.html page uses this JavaScript to
set the language cookie, "siemens_automation_language".
HTML for "langswitch.html" in "en" folder
The header of the HTML page sets the language to English, sets the character set to UTF-8,
and sets the path to the JavaScript file lang.js.
<!DOCTYPE HTML PUBLIC "-//W3C//DTD HTML 4.01 Transitional//EN">
<html>
<head>
<meta http-equiv="Content-Language" content="en">
<meta http-equiv="Content-Type" content="text/html; charset=utf-8">
<title>Language switching english page</title>
<script type="text/javascript" src="script/lang.js" ></script>
The body of the file uses a select list for the user to select between German and English.
English ("en") is pre-selected for the language. When the user changes the language, the
page calls the DoLocalLanguageChange() JavaScript function with the value of the selected
option.
<!-- Language Selection -->
<table>
<tr>
<td align="right" valign="top" nowrap>
<!-- change language immediately on selection change -->
<select name="Language"
onchange="DoLocalLanguageChange(this)"
size="1">
<option value="de" >German</option>
<option value="en" selected >English</option>
</select>
</td>
</tr>
</table><!-- Language Selection End-->

Web server
11.3 User-defined web pages
S7-1200 Programmable controller
System Manual, 04/2012, A5E02486680-06 553
HTML for "langswitch.html" in "de" folder
The header for the German langswitch.html page is the same as English, except the
language is set to German.
<!DOCTYPE HTML PUBLIC "-//W3C//DTD HTML 4.01 Transitional//EN">
<html>
<head>
<meta http-equiv="Content-Language" content="de"><meta http-
equiv="Content-Type" content="text/html; charset=utf-8">
<title>Sprachumschaltung Deutsche Seite</title>
<script type="text/javascript" src="script/lang.js" ></script>
</head>
The HTML in the German page is identical to that of the English page, except that the default
value of the selected language is German ("de").
<!-- Language Selection -->
<table>
<tr>
<td align="right" valign="top" nowrap>
<!-- change language immediately on change of the selection -
->
<select name="Language"
onchange="DoLocalLanguageChange(this)"
<size="1">
<option value="de" selected >Deutsch</option>
<option value="en" >Englisch</option>
</select>
</td>
</tr>
</table><!-- Language Selection End-->
JavaScript "lang.js" in "script" folder
The function "DoLocalLanguageChange()" is in the lang.js file. This function calls the
"SetLangCookie()" function and then reloads the window that is displaying the HTML page.
The function "SetLangCookie()" constructs an assignment that assigns the value from the
select list to the "siemens_automation_language" cookie of the document. It also sets the
path to the application so that the switched page, and not the requesting page, receives the
value of the cookie.
Optionally, in the commented section, the page could set an expiration value for the cookie.

Web server
11.3 User-defined web pages
S7-1200 Programmable controller
554 System Manual, 04/2012, A5E02486680-06
function DoLocalLanguageChange(oSelect) {
SetLangCookie(oSelect.value);
top.window.location.reload();
}
function SetLangCookie(value) {
var strval = "siemens_automation_language=";
// This is the cookie by which the Web server
// detects the desired language
// This name is required by the Web server.
strval = strval + value;
strval = strval + "; path=/ ;";
// Set path to the application, since otherwise
// path would be set to the requesting page
// and this page would not get the cookie.
/* OPTIONAL
use expiration if this cookie should live longer
than the current browser session:
var now = new Date();
var endttime = new Date(now.getTime() + expiration);
strval = strval + "; expires=" +
endttime.toGMTString() + ";";
*/
document.cookie = strval;
}
11.3.9.3 Configuring STEP 7 to use a multi-language page structure
The procedure for configuring multi-language user-defined Web pages is similar to the
general process for configuring user-defined Web pages (Page 535). When you have folders
set up for languages, however, you set your HTML directory setting to the folder that
contains the individual language folders. You do not set the HTML directory to be one of the
language folders.
When you select the default HTML page, you navigate into the language folder and select
the HTML page that is to be the start page. When you subsequently generate blocks and
download the blocks to the CPU, the Web server displays the start page in the language
folder that you configured.
For example, if the folder structure shown here was at C:\, the
setting for HTML directory would be C:\html, and if English were to
be the initial page display, you would navigate to en\langswitch.html
for the default HTML page setting.

Web server
11.3 User-defined web pages
S7-1200 Programmable controller
System Manual, 04/2012, A5E02486680-06 555
11.3.10 Advanced user-defined Web page control
When you generate data blocks for your user-defined Web pages, STEP 7 creates a control
DB that it uses to control display of and interaction with the user-defined pages. STEP 7 also
creates a set of fragment DBs that represent the individual pages. Under normal
circumstances, you do not need to know the structure of the control DB or how to manipulate
it.
If you want to turn a web application on and off, for example, or manipulate individual manual
fragments, you use the control DB tags and the WWW instruction to do so.
Structure of the control DB
The control DB is an extensive data structure, and is accessible when programming your
STEP 7 user program. Only some of the control data block tags are described here.
Commandstate structure
"Commandstate" is a structure that contains global commands and global states for the Web
server.
Global commands in the "Commandstate" structure
The global commands apply to the Web server in general. You can deactivate the Web
server or restart it from the control DB parameters.
Block tag Data type Description
init BOOL Evaluate the control DB and initialize the
Web application
deactivate BOOL Deactivate the Web application
Global states in the Commandstate structure
The global states apply to the Web server in general and contain status information about
the Web application.
Block tag Data type Description
initializing BOOL Web application is reading control DB
error BOOL Web application could not be initialized
deactivating BOOL Web application is terminating
deactivated BOOL Web application is terminated
initialized BOOL Web application is initialized
Request table
The request table is an array of structures containing commands and states that apply to
individual fragment DBs. If you created fragments with the AWP_Start_Fragment (Page 532)
command of type "manual", the STEP 7 user program must control these pages through the
control DB. The request states are read-only and provide information about the current
fragment. You use the request commands to control the current fragment.

Web server
11.3 User-defined web pages
S7-1200 Programmable controller
556 System Manual, 04/2012, A5E02486680-06
Block tag Data type Description
requesttab ARRAY [ 1 .. 4 ] OF STRUCT Array of structures for individual
fragment DB control.
The Web server can process up to four
fragments at a time. The array index for
a particular fragment is arbitrary when
the Web server is processing multiple
fragments or fragments from multiple
browser sessions.
Struct members of requesttab struct
Block tag Data type Description
page_index UINT Number of the current web page
fragment_index UINT Number of the current fragment - can be
set to a different fragment
// Request Commands
continue BOOL Enables current page/fragment for
sending and continues with the next
fragment
repeat BOOL Enables current page/fragment for
resending and continues with the same
fragment
abort BOOL Close http connection without sending
finish BOOL Send this fragment; page is complete -
do not process any additional fragments
// Request states The request states are read-only
idle BOOL Nothing to do, but active
waiting BOOL Fragment is waiting to be enabled
sending BOOL Fragment is sending
aborting BOOL User has aborted current request
Operation
Whenever your program makes changes to the control DB, it must call the WWW instruction
with the number of the modified control DB as its parameter. The global commands and
request commands take effect when the STEP 7 user program executes the WWW
instruction (Page 537).
The STEP 7 user program can set the fragment_index explicitly, thus causing the Web
server to process the specified fragment with a request command. Otherwise, the Web
server processes the current fragment for the current page when the WWW instruction
executes.

Web server
11.3 User-defined web pages
S7-1200 Programmable controller
System Manual, 04/2012, A5E02486680-06 557
Possible techniques for using the fragment_index include:
● Processing the current fragment: Leave fragment_index unchanged and set the continue
command.
● Skip the current fragment: Set fragment_index to 0 and set the continue command.
● Replace current fragment with a different fragment: Set the fragment_index to the new
fragment ID and set the continue command.
To check global states or request states that might be changing, the STEP 7 user program
must call the WWW instruction to evaluate the current values of these states. A typical usage
might be to call the WWW instruction periodically until a specific state occurs.
Note
If the STEP 7 user program sets more than one request command, the WWW instructions
processes only one in this of precedence: abort, finish, repeat, continue. The WWW
instruction clears all of the request commands after processing.
Examples
The following example shows a STEP 7 user program that is checking for a fragment with an
ID of 1 to be in the waiting state, following a prior call to the WWW instruction. It might also
wait for other application-specific conditions to occur. Then it performs whatever processing
is necessary for the fragment, such as setting data block tags, performing calculations, or
other application-specific tasks. Afterwards, it sets the continue flag so that the Web server
will execute this fragment.
When the program calls the WWW instruction with this modified control DB, the user-defined
Web page with this fragment can be displayed from the Web browser.
Note that this is a simplified example; the fragment to check could be in any one of the four
requesttab structs in the array.

Web server
11.4 Constraints
S7-1200 Programmable controller
558 System Manual, 04/2012, A5E02486680-06
11.4 Constraints
The following IT considerations can affect your use of the Web server:
● Typically, you must use the IP address of the CPU to access the standard Web pages or
user-defined Web pages. If your Web browser does not allow connecting directly to an IP
address, see your IT administrator. If your local policies support DNS, you can connect to
the IP address through a DNS entry to that address.
● Firewalls, proxy settings, and other site-specific restrictions can also restrict access to the
CPU. See your IT administrator to resolve these issues.
● The standard Web pages use JavaScripts and cookies. If JavaScripts or cookies are
disabled in your Web browser, enable them. If you cannot enable them, some features
will be restricted (Page 558). Use of JavaScripts and cookies in user-defined Web pages
is optional. If used, they must be enabled in your browser.
● Secure Sockets Layer (SSL) is supported by the Web server. You can access the
standard Web pages and user-defined Web pages with an URL of either
http://ww.xx.yy.zz or https://ww.xx.yy.zz, where "ww.xx.yy.zz" represents the IP address
of the CPU.
● Siemens provides a security certificate for secure access to the Web server. From the
Introduction standard Web page (Page 508), you can download and import the certificate
into the Internet options of your Web browser (Page 560). If you choose to not import the
certificate, you will get a security verification prompt every time you access the Web
server with https://.
Number of connections
The Web server supports a maximum of 30 active HTTP connections. These 30 connections
can be consumed in various ways, depending on the Web browser that you use and the
number of different objects per page (.css files, images, additional .html files). Some
connections persist while the page is being displayed; others are released after the initial
connection.
If, for example, you are using Mozilla Firefox 8, which supports a maximum of six persistent
connections, you could use five browser or browser tab instances before the Web server
starts dropping connections. In the case where a page is not using all six connections, you
could have additional browser or browser tab instances.
Also be aware that page performance can be affected by the number of active connections.
11.4.1 Features restricted when JavaScript is disabled
The standard Web pages are implemented using HTML, JavaScripts, and cookies. If your
site restricts the use of JavaScripts and cookies, then enable them for the pages to function
properly. If you cannot enable JavaScripts for your Web browser, the features controlled by
JavaScripts cannot run.

Web server
11.4 Constraints
S7-1200 Programmable controller
System Manual, 04/2012, A5E02486680-06 559
General
The pages do not update dynamically. You must manually refresh the page with the Refresh
icon (Page 506) to view fresh data.
Diagnostic Buffer page
● Displaying the event details: With JavaScript, you select a row in the diagnostic buffer to
see the details in the bottom section. Without JavaScript, you must click the event field
hyperlink of a diagnostic buffer entry to see the event data in the bottom section.
● Changing the range of diagnostic buffer entries to view: With JavaScript, you use the
drop-down list at the top to select the range of diagnostic buffer entries to view, and the
page automatically updates. Without JavaScript, you use the drop-down list at the top to
select the range of diagnostic buffer entries to view, but you must then click the "Go" link
to update the diagnostic buffer page with the range you selected from the drop-down list.
Note that the "Go" and the event field hyperlinks are only visible when JavaScript is not
enabled. They are not necessary and therefore are not present when JavaScript is enabled.
Note
The Opera V11.0 browser does not support the "Go" button or hyperlinked diagnostic
entries. With Opera V11.0, you cannot access event details or change the range if you have
disabled JavaScript.
Module Information page
● You cannot filter the data.
● You cannot sort fields.
Variable Status page
● After you enter each variable, you must manually set the focus to the "New variable" row
to enter a new variable.
● Selecting a display format does not automatically change the data value display to the
selected format. You must click the "Monitor value" button to refresh the display with the
new format.

Web server
11.4 Constraints
S7-1200 Programmable controller
560 System Manual, 04/2012, A5E02486680-06
Data Logs page
● You cannot click a file name under "Recent entries" to open or save a log file. You can,
however, use the Download icon for the same functionality.
● The Data Logs page does not refresh.
● The "+" and "-" buttons to increment and decrement the number of recent entries have no
effect.
● Entering a value directly in the number of recent entries does not set the number of
entries. If you attempt to enter a value in this field from Mozilla Firefox, the display goes
blank. You must reselect "Data Logs" from the navigation pane to restore the Data Logs
display. The number of recent entries field remains unchanged.
Note that you can leave the Data Logs page and re-enter to get the most recent 25 entries.
11.4.2 Features restricted when cookies are not allowed
If your Web browser does not allow cookies you cannot log in with the "admin" user name.
11.4.3 Importing the Siemens security certificate
You can import the Siemens security certificate into your Internet options so that you won't
be prompted for security verification when you enter https://ww.xx.yy.zz in your Web
browser, where "ww.xx.yy.zz" is the IP address of the CPU. If you use an http:// URL and not
an https:// URL, then you do not need to download and install the certificate.
Downloading the certificate
You use the "download certificate" link from the Introduction page (Page 508) to download
the Siemens security certificate to your PC. The procedure varies according to which Web
browser you use:
Importing the certificate to Internet Explorer
1. Click the "download certificate" link from the Introduction page. A "File Download -
Security Warning" dialog pops up.
2. From the "File Download - Security Warning" dialog, click "Open" to open the file. A
"Certificate" dialog appears.
3. From the "Certificate" dialog, click the "Install Certificate" button to launch the Certificate
Import Wizard.
4. Follow the dialogs of the "Certificate Import Wizard" to import the certificate, letting the
operating system automatically select the certificate store.

Web server
11.4 Constraints
S7-1200 Programmable controller
System Manual, 04/2012, A5E02486680-06 561
Importing the certificate to Mozilla Firefox
1. Click the "download certificate" link from the Intro page. An "Opening
MiniWebCA_Cer.crt" dialog pops up.
2. Click "Save file" from the "Opening MiniWebCA_Cer.crt" dialog. A "Downloads" dialog
appears.
3. From the "Downloads" dialog, double-click "MiniWebCA_Cer.crt". If you have attempted
the download more than once, multiple copies show up. Just double-click any one of the
"MiniWebCA_Cer.crt". entries.
4. Click "OK" if prompted to open an executable file.
5. Click "Open" on the "Open File - Security Warning" dialog if it appears. A "Certificate"
dialog appears.
6. On the "Certificate" dialog, click the "Install Certificate" button.
7. Follow the dialogs of the "Certificate Import Wizard" to import the certificate, letting the
operating system automatically select the certificate store.
8. If the "Security Warning" dialog appears, click "Yes" to confirm installation of the
certificate.
Other browsers
Follow the conventions of your Web browser to import and install the Siemens certificate.
After you have installed the Siemens security certificate "S7-Controller Family" in the Internet
options for your Web browser content, you will not be required to verify a security prompt
when you access the Web server with https:// ww.xx.yy.zz.
11.4.4 Importing CSV format data logs to non-USA/UK versions of Microsoft Excel
Data log files are in the comma-separated values (CSV) file format. You can open these files
directly in Excel from the Data Logs page when your system is running the USA or UK
version of Excel. In other countries, however, this format is not widely used because
commas occur frequently in numerical notation.
To open a data log file that you have saved, follow these steps for non USA/UK versions of
Excel:
1. Open Excel and create an empty workbook.
2. From the "Data > Import External Data" menu, select the "Import Data" command.
3. Navigate to and select the data log file you want to open. The Text Import Wizard starts.
4. From the Text Import Wizard, change the default option for "Original data type" from
"Fixed width" to "Delimited".
5. Click the Next button.
6. From the Step 2 dialog, select the "Comma" check box to change the delimiter type from
"Tab" to "Comma".
7. Click the Next button.

Web server
11.4 Constraints
S7-1200 Programmable controller
562 System Manual, 04/2012, A5E02486680-06
8. From the Step 3 dialog, you can optionally change the Date format from MDY
(month/day/year) to another format.
9. Complete the remaining steps of the Text Import Wizard to import the file.
S7-1200 Programmable controller
System Manual, 04/2012, A5E02486680-06 563
Communication processor 12
12.1 Using the serial communication interfaces
Two communication modules (CMs) and one communication board (CB) provide the
interface for PtP communications:
● CM 1241 RS232 (Page 823)
● CM 1241 RS422/485 (Page 824)
● CB 1241 RS485 (Page 821)
You can connect up to three CMs (of any type) plus a CB for a total of four communication
interfaces. Install the CM to the left of the CPU or another CM. Install the CB on the front of
the CPU. Refer to the "Installation" chapter in the S7-1200 System Manual (Page 53) for
detailed instructions on module installation and removal.
The serial communication interfaces have the following characteristics:
● Have an isolated port
● Support Point-to-Point protocols
● Are configured and programmed through extended instructions and library functions
● Display transmit and receive activity by means of LEDs
● Display a diagnostic LED (CMs only)
● Are powered by the CPU: No external power connection is needed.
Refer to the technical specifications for communication interfaces (Page 812).
LED indicators
The communication modules have three LED indicators:
● Diagnostic LED (DIAG): This LED flashes red until it is addressed by the CPU. After the
CPU powers up, it checks for CMs and addresses them. The diagnostic LED begins to
flash green. This means that the CPU has addressed the CM, but has not yet provided
the configuration to it. The CPU downloads the configuration to the configured CMs when
the program is downloaded to the CPU. After a download to the CPU, the diagnostic LED
on the communication module should be a steady green.
● Transmit LED (Tx): The transmit LED illuminates when data is being transmitted out the
communication port.
● Receive LED (Rx): This LED illuminates when data is being received by the
communication port.
The communication board provides transmit (TxD) and receive (RxD) LEDs. It has no
diagnostic LED.

Communication processor
12.2 Biasing and terminating an RS485 network connector
S7-1200 Programmable controller
564 System Manual, 04/2012, A5E02486680-06
12.2 Biasing and terminating an RS485 network connector
Siemens provides an RS485 network connector (Page 834) that you can use to easily
connect multiple devices to an RS485 network. The connector has two sets of terminals that
allow you to attach the incoming and outgoing network cables. The connector also includes
switches for selectively biasing and terminating the network.
Note
You terminate and bias only the two ends of the RS485 network. The devices in between the
two end devices are not terminated or biased. Bare cable shielding: Approximately 12 mm
(1/2 in) must contact the metal guides of all locations.
A1 B1 A2 B2 A1 B1 A 2 B2 A1 B1 A2 B2
2Q 2Q
2II
1 2 3
① Switch position = On: Terminated and biased
② Switch position = Off: No termination or bias
③ Switch position = On: Terminated and biased
Table 12- 1 Termination and bias for the RS485 connector
Terminating device (bias ON) Non-terminating device (bias OFF)
1
2
3
7['5['
7['5[' $
%
3
3
2
1
%
$
%
$
7['5['
7['5['
7['5['
7['5['
① Pin number
② Network connector
③ Cable shield
The CB 1241 provides internal resistors for terminating and biasing the network. To
terminate and bias the connection, connect TRA to TA and connect TRB to TB to include the
internal resistors to the circuit. CB 1241 does not have a 9-pin connector. The following table
shows the connections to a 9-pin connector on the communications partner.

Communication processor
12.3 Point-to-Point (PtP) communication
S7-1200 Programmable controller
System Manual, 04/2012, A5E02486680-06 565
Table 12- 2 Termination and bias for the CB 1241
Terminating device (bias ON) Non-terminating device (bias OFF)
7$
75$
75%
7%
0
$
%
˖
˖
˖
ཱ
ི
7$
75$
75%
7%
0
$
%
ཱ
ི
① Connect M to the cable shield
② A = TxD/RxD - (Green wire / Pin 8)
③ B = TxD/RxD + (Red wire / Pin 3)
12.3 Point-to-Point (PtP) communication
The CPU supports the following Point-to-Point communication (PtP) for character-based
serial protocols. PtP provides maximum freedom and flexibility, but requires extensive
implementation in the user program.
● PtP (Page 565)
● USS (Page 604)
● Modbus (Page 619)
PtP enables a wide variety of possibilities:
The ability to send information directly to an external
device such as a printer
The ability to receive information from other devices
such as barcode readers, RFID readers, third-party
camera or vision systems, and many other types of
devices
The ability to exchange information, sending and
receiving data, with other devices such as GPS
devices, third-party camera or vision systems, radio
modems, and many more
PtP communication is serial communication that uses standard UARTs to support a variety
of baud rates and parity options. The RS232 and RS422/485 communication modules and
the RS485 communication board provide the electrical interfaces for performing the PtP
communications.

Communication processor
12.3 Point-to-Point (PtP) communication
S7-1200 Programmable controller
566 System Manual, 04/2012, A5E02486680-06
12.3.1 Point-to-Point instructions
12.3.1.1 Common parameters for Point-to-Point instructions
Table 12- 3 Common input parameters for the PTP instructions
Parameter Description
REQ Many of the PtP instructions use the REQ input to initiate the operation on a low to high
transition. The REQ input must be high (TRUE) for one execution of an instruction, but the REQ
input can remain TRUE for as long as desired. The instruction does not initiate another operation
until it has been called with the REQ input FALSE so that the instruction can reset the history
state of the REQ input. This is required so that the instruction can detect the low to high transition
to initiate the next operation.
When you place a PtP instruction in your program, STEP 7 prompts you to identify the instance
DB. Use a unique DB for each PtP instruction call. This ensures that each instruction properly
handles inputs such as REQ.
PORT A port address is assigned during communication device configuration. After configuration, a
default port symbolic name can be selected from the parameter assistant drop-list. The assigned
CM or CB port value is the device configuration property "hardware identifier". The port symbolic
name is assigned in the "Constants" tab of the PLC tag table.
Bit time resolution Several parameters are specified in a number of bit times at the configured baud rate. Specifying
the parameter in bit times allows the parameter to be independent of baud rate. All parameters
that are in units of bit times can be specified to a maximum number of 65535. However, the
maximum amount of time that a CM or CB can measure is eight seconds.
The DONE, NDR, ERROR, and STATUS output parameters of the PtP instructions provide
execution completion status for the PtP operations.
Table 12- 4 DONE, NDR, ERROR, and STATUS output parameters
Parameter Data type Default Description
DONE Bool FALSE Set TRUE for one execution to indicate that the last request
completed without errors; otherwise, FALSE.
NDR Bool FALSE Set TRUE for one execution to indicate that the requested action
has completed without error and that the new data has been
received; otherwise, FALSE.
ERROR Bool FALSE Set TRUE for one execution to indicate that the last request
completed with errors, with the applicable error code in STATUS;
otherwise, FALSE.
STATUS Word 0 Result status:
If the DONE or NDR bit is set, then STATUS is set to 0 or to an
informational code.
If the ERROR bit is set, then STATUS is set to an error code.
If none of the above bits are set, then the instruction returns
status results that describe the current state of the function.
STATUS retains its value for the duration of the execution of the
function.

Communication processor
12.3 Point-to-Point (PtP) communication
S7-1200 Programmable controller
System Manual, 04/2012, A5E02486680-06 567
Note
The DONE, NDR, and ERROR parameters are set for one execution only. Your program
logic must save temporary output state values in data latches, so you can detect state
changes in subsequent program scans.
Table 12- 5 Common condition codes
STATUS (W#16#....) Description
0000 No error
7000 Function is not busy
7001 Function is busy with the first call.
7002 Function is busy with subsequent calls (polls after the first call).
8x3A Illegal pointer in parameter x
8070 All internal instance memory in use, too many concurrent instructions in progress
8080 Port number is illegal.
8081 Timeout, module error, or other internal error
8082 Parameterization failed because parameterization is in progress in background.
8083 Buffer overflow:
The CM or CB returned a received message with a length greater than the length parameter
allowed.
8090 Internal error: Wrong message length, wrong sub-module, or illegal message
Contact customer support.
8091 Internal error: Wrong version in parameterization message
Contact customer support.
8092 Internal error: Wrong record length in parameterization message
Contact customer support.
Table 12- 6 Common error classes
Class description Error classes Description
Port configuration 80Ax Used to define common port configuration errors
Transmit configuration 80Bx Used to define common transmit configuration errors
Receive configuration 80Cx Used to define common receive configuration errors
Transmission runtime 80Dx Used to define common transmission runtime errors
Reception runtime 80Ex Used to define common reception runtime errors
Signal handling 80Fx Used to define common errors associated with all signal
handling

Communication processor
12.3 Point-to-Point (PtP) communication
S7-1200 Programmable controller
568 System Manual, 04/2012, A5E02486680-06
12.3.1.2 PORT_CFG instruction
Table 12- 7 PORT_CFG (Port Configuration) instruction
LAD / FBD SCL Description
"PORT_CFG_DB"(
REQ:=_bool_in_,
PORT:=_uint_in_,
PROTOCOL:=_uint_in_,
BAUD:=_uint_in_,
PARITY:=_uint_in_,
DATABITS:=_uint_in_,
STOPBITS:=_uint_in_,
FLOWCTRL:=_uint_in_,
XONCHAR:=_char_in_,
XOFFCHAR:=_char_in_,
WAITTIME:=_uint_in_,
DONE=>_bool_out_,
ERROR=>_bool_out_,
STATUS=>_word_out_);
PORT_CFG allows you to change port parameters
such as baud rate from your program.
You can set up the initial static configuration of the
port in the device configuration properties, or just use
the default values. You can execute the PORT_CFG
instruction in your program to change the
configuration.
1 STEP 7 automatically creates the DB when you insert the instruction.
The PORT_CFG configuration changes are not permanently stored in the CPU. The
parameters configured in the device configuration are restored when the CPU transitions
from RUN to STOP mode and after a power cycle. See Configuring the communication ports
(Page 583) and Managing flow control (Page 585) for more information.
Table 12- 8 Data types for the parameters
Parameter and type Data type Description
REQ IN Bool Activate the configuration change on rising edge of this input. (Default value:
False)
PORT IN PORT After you install and configure a CM or CB communication device, the port
identifier appears in the parameter helper drop-list available at the PORT
box connection. The assigned CM or CB port value is the device
configuration property "hardware identifier". The port symbolic name is
assigned in the "System constants" tab of the PLC tag table. (Default value:
0)
PROTOCOL IN UInt 0 - Point-to-Point communication protocol (Default value)
1..n - future definition for specific protocols
BAUD IN UInt Port baud rate (Default value: 0):
1 = 300 baud, 2 = 600 baud, 3 = 1200 baud, 4 = 2400 baud, 5 = 4800 baud,
6 = 9600 baud, 7 = 19200 baud, 8 = 38400 baud, 9 = 57600 baud,
10 = 76800 baud, 11 = 115200 baud
PARITY IN UInt Port parity (Default value: 0):
1 = No parity, 2 = Even parity, 3 = Odd parity, 4 = Mark parity,
5 = Space parity
DATABITS IN UInt Bits per character (Default value:):
1 = 8 data bits, 2 = 7 data bits
STOPBITS IN UInt Stop bits (Default value: 0):
1 = 1 stop bit, 2 = 2 stop bits

Communication processor
12.3 Point-to-Point (PtP) communication
S7-1200 Programmable controller
System Manual, 04/2012, A5E02486680-06 569
Parameter and type Data type Description
FLOWCTRL IN UInt Flow control (Default value: 0):
1 = No flow control, 2 = XON/XOFF, 3 = Hardware RTS always ON,
4 = Hardware RTS switched
XONCHAR IN Char Specifies the character that is used as the XON character. This is typically a
DC1 character (11H). This parameter is only evaluated if flow control is
enabled. (Default value: 0)
XOFFCHAR IN Char Specifies the character that is used as the XOFF character. This is typically
a DC3 character (13H). This parameter is only evaluated if flow control is
enabled. (Default value: 0)
XWAITIME IN UInt Specifies how long to wait for a XON character after receiving a XOFF
character, or how long to wait for the CTS signal after enabling RTS (0 to
65535 ms). This parameter is only evaluated if flow control is enabled.
(Default value: 2000)
DONE OUT Bool TRUE for one execution after the last request was completed with no error
ERROR OUT Bool TRUE for one execution after the last request was completed with an error
STATUS OUT Word Execution condition code (Default value: 0)
Table 12- 9 Condition codes
STATUS (W#16#....) Description
80A0 Specific protocol does not exist.
80A1 Specific baud rate does not exist.
80A2 Specific parity option does not exist.
80A3 Specific number of data bits does not exist.
80A4 Specific number of stop bits does not exist.
80A5 Specific type of flow control does not exist.
80A6 Wait time is 0 and flow control enabled
80A7 XON and XOFF are illegal values (for example, the same value)
12.3.1.3 SEND_CFG instruction
Table 12- 10 SEND_CFG (Send Configuration) instruction
LAD / FBD SCL Description
"SEND_CFG_DB"(
REQ:=_bool_in_,
PORT:=_uint_in_,
RTSONDLY:=_uint_in_,
RTSOFFDLY:=_uint_in_,
BREAK:=_uint_in_,
IDLELINE:=_uint_in_,
DONE=>_bool_out_,
ERROR=>_bool_out_,
STATUS=>_word_out_);
SEND_CFG allows the dynamic configuration of serial
transmission parameters for a PtP communication port.
Any queued messages within a CM or CB are
discarded when SEND_CFG is executed.
1 STEP 7 automatically creates the DB when you insert the instruction.

Communication processor
12.3 Point-to-Point (PtP) communication
S7-1200 Programmable controller
570 System Manual, 04/2012, A5E02486680-06
You can set up the initial static configuration of the port in the device configuration
properties, or just use the default values. You can execute the SEND_CFG instruction in
your program to change the configuration.
The SEND_CFG configuration changes are not permanently stored in the CPU. The
parameters configured in the device configuration are restored when the CPU transitions
from RUN to STOP mode and after a power cycle. See Configuring transmit (send)
parameters (Page 586).
Table 12- 11 Data types for the parameters
Parameter and type Data type Description
REQ IN Bool Activate the configuration change on the rising edge of this input.. (Default
value: False)
PORT IN PORT After you install and configure a CM or CB communication device, the port
identifier appears in the parameter helper drop-list available at the PORT
box connection. The assigned CM or CB port value is the device
configuration property "hardware identifier". The port symbolic name is
assigned in the "System constants" tab of the PLC tag table. (Default value:
0)
RTSONDLY IN UInt Number of milliseconds to wait after enabling RTS before any Tx data
transmission occurs. This parameter is only valid when hardware flow
control is enabled. The valid range is 0 - 65535 ms. A value of 0 disables
the feature. (Default value: 0)
RTSOFFDLY IN UInt Number of milliseconds to wait after the Tx data transmission occurs before
RTS is disabled: This parameter is only valid when hardware flow control is
enabled. The valid range is 0 - 65535 ms. A value of 0 disables the feature.
(Default value: 0)
BREAK IN UInt This parameter specifies that a break will be sent upon the start of each
message for the specified number of bit times. The maximum is 65535 bit
times up to an eight second maximum. A value of 0 disables the feature.
(Default value: 12)
IDLELINE IN UInt This parameter specifies that the line will remain idle for the specified
number of bit times before the start of each message. The maximum is
65535 bit times up to an eight second maximum. A value of 0 disables the
feature. (Default value: 12)
DONE OUT Bool TRUE for one execution after the last request was completed with no error
ERROR OUT Bool TRUE for one execution after the last request was completed with an error
STATUS OUT Word Execution condition code (Default value: 0)
Table 12- 12 Condition codes
STATUS (W#16#....) Description
80B0 Transmit interrupt configuration is not allowed. Contact customer suport.
80B1 Break time is greater than the maximum allowed value.
80B2 Idle time is greater than the maximum allowed value.

Communication processor
12.3 Point-to-Point (PtP) communication
S7-1200 Programmable controller
System Manual, 04/2012, A5E02486680-06 571
12.3.1.4 RCV_CFG instruction
Table 12- 13 RCV_CFG (Receive Configuration) instruction
LAD / FBD SCL Description
"RCV_CFG_DB"(
REQ:=_bool_in_,
PORT:=_uint_in_,
CONDITIONS:=_struct_in_,
DONE=>_bool_out_,
ERROR=>_bool_out_,
STATUS=>_word_out_);
RCV_CFG performs dynamic configuration of
serial receiver parameters for a PtP
communication port. This instruction configures the
conditions that signal the start and end of a
received message. Any queued messages within a
CM or CB are discarded when RCV_CFG is
executed.
1 STEP 7 automatically creates the DB when you insert the instruction.
You can set up the initial static configuration of the communication port in the device
configuration properties, or just use the default values. You can execute the RCV_CFG
instruction in your program to change the configuration.
The RCV_CFG configuration changes are not permanently stored in the CPU. The
parameters configured in the device configuration are restored when the CPU transitions
from RUN to STOP mode and after a power cycle. See Configuring receive parameters
(Page 586) for more information.
Table 12- 14 Data types for the parameters
Parameter and type Data type Description
REQ IN Bool Activate the configuration change on the rising edge of this input.
(Default value: False)
PORT IN PORT After you install and configure a CM or CB communication device,
the port identifier appears in the parameter helper drop-list available
at the PORT box connection. The assigned CM or CB port value is
the device configuration property "hardware identifier". The port
symbolic name is assigned in the "System constants" tab of the PLC
tag table. (Default value: 0)
CONDITIONS IN CONDITIONS The Conditions data structure specifies the starting and ending
message conditions as described below.
DONE OUT Bool TRUE for one scan, after the last request was completed with no
error
ERROR OUT Bool TRUE for one scan, after the last request was completed with an
error
STATUS OUT Word Execution condition code (Default value: 0)
Start conditions for the RCV_PTP instruction
The RCV_PTP instruction uses the configuration specified by the RCV_CFG instruction to
determine the beginning and ending of point-to-point communication messages. The start of
a message is determined by the start conditions. The start of a message can be determined
by one or a combination of start conditions. If more than one start condition is specified, all
the conditions must be satisfied before the message is started.

Communication processor
12.3 Point-to-Point (PtP) communication
S7-1200 Programmable controller
572 System Manual, 04/2012, A5E02486680-06
See the topic "Configuring receive parameters (Page 587)" for a description of the message
start conditions.
Parameter CONDITIONS data type structure part 1 (start conditions)
Table 12- 15 CONDITIONS structure for start conditions
Parameter and type Data type Description
STARTCOND IN UInt Specifies the start condition (Default value: 1)
01H - Start Char
02H - Any Char
04H - Line Break
08H - Idle Line
10H - Sequence 1
20H - Sequence 2
40H - Sequence 3
80H - Sequence 4
IDLETIME IN UInt The number of bit times required for idle line timeout. (Default value:
40). Only used with an idle line condition. 0 to 65535
STARTCHAR IN Byte The start character used with the start character condition. (Default
value: B#16#2)
STRSEQ1CTL IN Byte Sequence 1 ignore/compare control for each character: (Default
value: B#16#0)
These are the enabling bits for each character in start sequence
01H - Character 1
02H - Character 2
04H - Character 3
08H - Character 4
10H - Character 5
Disabling the bit associated with a character means any character
will match, in this sequence position.
STRSEQ1 IN Char[5] Sequence 1 start characters (5 characters). Default value: 0
STRSEQ2CTL IN Byte Sequence 2 ignore/compare control for each character. Default
value: B#16#0)
STRSEQ2 IN Char[5] Sequence 2 start characters (5 characters). Default value: 0
STRSEQ3CTL IN Byte Sequence 3 ignore/compare control for each character. Default
value: B#16#0
STRSEQ3 IN Char[5] Sequence 3 start characters (5 characters). Default value: 0
STRSEQ4CTL IN Byte Sequence 4 ignore/compare control for each character. Default
value: B#16#0
STRSEQ4 IN Char[5] Sequence 4 start characters (5 characters), Default value: 0

Communication processor
12.3 Point-to-Point (PtP) communication
S7-1200 Programmable controller
System Manual, 04/2012, A5E02486680-06 573
Example
Consider the following received hexadecimal coded message: "68 10 aa 68 bb 10 aa 16"
and the configured start sequences shown in the table below. Start sequences begin to be
evaluated when the first 68H character is successfully received. Upon successfully receiving
the fourth character (the second 68H), then start condition 1 is satisfied. Once the start
conditions are satisfied, the evaluation of the end conditions begins.
The start sequence processing can be terminated due to various parity, framing, or inter-
character timing errors. These errors result in no received message, because the start
condition was not satisfied.
Table 12- 16 Start conditions
Start condition First Character First Character +1 First Character +2 First Character +3 First Character +4
1 68H xx xx 68H xx
2 10H aaH xx xx xx
3 dcH aaH xx xx xx
4 e5H xx xx xx xx
End conditions for the RCV_PTP instruction
The end of a message is determined by the specification of end conditions. The end of a
message is determined by the first occurrence of one or more configured end conditions.
The section "Message end conditions" in the topic "Configuring receive parameters
(Page 587)" describes the end conditions that you can configure in the RCV_CFG
instruction.
You can configure the end conditions in either the properties of the communication interface
in the device configuration, or from the RCV_CFG instruction. Whenever the CPU transitions
from STOP to RUN, the receive parameters (both start and end conditions) return to the
device configuration settings. If the STEP 7 user program executes RCV_CFG, then the
settings are changed to the RCV_CFG conditions.

Communication processor
12.3 Point-to-Point (PtP) communication
S7-1200 Programmable controller
574 System Manual, 04/2012, A5E02486680-06
Parameter CONDITIONS data type structure part 2 (end conditions)
Table 12- 17 CONDITIONS structure for end conditions
Parameter Parameter type Data type Description
ENDCOND IN UInt
0
This parameter specifies message end condition:
01H - Response time
02H - Message time
04H - Inter-character gap
08H - Maximum length
10H - N + LEN + M
20H - Sequence
MAXLEN IN UInt
1
Maximum message length: Only used when the
maximum length end condition is selected. 1 to 1024
bytes
N IN UInt
0
Byte position within the message of the length field. Only
used with the N + LEN + M end condition. 1 to 1022
bytes
LENGTHSIZE IN UInt
0
Size of the byte field (1, 2, or 4 bytes). Only used with the
N + LEN + M end condition.
LENGTHM IN UInt
0
Specify the number of characters following the length
field that are not included in the value of the length field.
This is only used with the N + LEN + M end condition. 0
to 255 bytes
RCVTIME IN UInt
200
Specify how long to wait for the first character to be
received. The receive operation will be terminated with an
error if a character is not successfully received within the
specified time. This is only used with the response time
condition. (0 to 65535 bit times with an 8 second
maximum)
This parameter is not a message end condition since
evaluation terminates when the first character of a
response is received. It is an end condition only in the
sense that it terminates a receiver operation because no
response is received when a response is expected. You
must select a separate end condition.
MSGTIME IN UInt
200
Specify how long to wait for the entire message to be
completely received once the first character has been
received. This parameter is only used when the message
timeout condition is selected. (0 to 65535 milliseconds)
CHARGAP IN UInt
12
Specify the number of bit times between characters. If the
number of bit times between characters exceeds the
specified value, then the end condition will be satisfied.
This is only used with the inter-character gap condition.
(0 to 65535 bit times up to 8 second maximum)

Communication processor
12.3 Point-to-Point (PtP) communication
S7-1200 Programmable controller
System Manual, 04/2012, A5E02486680-06 575
Parameter Parameter type Data type Description
ENDSEQ1CTL IN Byte
B#16#0
Sequence 1 ignore/compare control for each character:
These are the enabling bits for each character for the end
sequence. Character 1 is bit 0, character 2 is bit 1, …,
character 5 is bit 4. Disabling the bit associated with a
character means any character will match, in this
sequence position.
ENDSEQ1 IN Char[5]
0
Sequence 1 start characters (5 characters)
Table 12- 18 Condition codes
STATUS (W#16#....) Description
80C0 Illegal start condition selected
80C1 Illegal end condition selected, no end condition selected
80C2 Receive interrupt enabled and this is not possible.
80C3 Maximum length end condition is enabled and max length is 0 or > 1024.
80C4 Calculated length is enabled and N is >= 1023.
80C5 Calculated length is enabled and length is not 1, 2 or 4.
80C6 Calculated length is enabled and M value is > 255.
80C7 Calculated length is enabled and calculated length is > 1024.
80C8 Response timeout is enabled and response timeout is zero.
80C9 Inter-character gap timeout is enabled and it is zero.
80CA Idle line timeout is enabled and it is zero.
80CB End sequence is enabled but all chars are "don't care".
80CC Start sequence (any one of 4) is enabled but all characters are "don't care".
12.3.1.5 SEND_PTP instruction
Table 12- 19 SEND_PTP (Send Point-to-Point data) instruction
LAD / FBD SCL Description
"SEND_PTP_DB"(
REQ:=_bool_in_,
PORT:=_uint_in_,
BUFFER:=_variant_in_,
LENGTH:=_uint_in_,
PTRCL:=_bool_in_,
DONE=>_bool_out_,
ERROR=>_bool_out_,
STATUS=>_word_out_);
SEND_PTP initiates the transmission of the data
and transfers the assigned buffer to the
communication interface. The CPU program
continues while the CM or CB sends the data at the
assigned baud rate. Only one send operation can
be pending at a given time. The CM or CB returns
an error if a second SEND_PTP is executed while
the CM or CB is already transmitting a message.
1 STEP 7 automatically creates the DB when you insert the instruction.

Communication processor
12.3 Point-to-Point (PtP) communication
S7-1200 Programmable controller
576 System Manual, 04/2012, A5E02486680-06
Table 12- 20 Data types for the parameters
Parameter and type Data type Description
REQ IN Bool Activates the requested transmission on the rising edge of this transmission
enable input. This initiates transfer of the contents of the buffer to the Point-to-
Point communication interface. (Default value: False)
PORT IN PORT After you install and configure a CM or CB communication device, the port
identifier appears in the parameter helper drop-list available at the PORT box
connection. The assigned CM or CB port value is the device configuration
property "hardware identifier". The port symbolic name is assigned in the
"System constants" tab of the PLC tag table. (Default value: 0)
BUFFER IN Variant This parameter points to the starting location of the transmit buffer. (Default
value: 0)
Note: Boolean data or Boolean arrays are not supported.
LENGTH IN UInt Transmitted frame length in bytes (Default value: 0)
When transmitting a complex structure, always use a length of 0.
PTRCL IN Bool This parameter selects the buffer as normal point-to-point or specific Siemens-
provided protocols that are implemented within the attached CM or CB.
(Default value: False)
FALSE = user program controlled point-to-point operations. (only valid option)
DONE OUT Bool TRUE for one scan, after the last request was completed with no error
ERROR OUT Bool TRUE for one scan, after the last request was completed with an error
STATUS OUT Word Execution condition code (Default value: 0)
While a transmit operation is in progress, the DONE and ERROR outputs are FALSE. When
a transmit operation is complete, either the DONE or the ERROR output will be set TRUE to
show the status of the transmit operation. While DONE or ERROR is TRUE, the STATUS
output is valid.
The instruction returns a status of 16#7001 if the communication interface accepts the
transmit data. Subsequent SEND_PTP executions return 16#7002, if the CM or CB is still
busy transmitting. When the transmit operation is complete, the CM or CB returns the status
of the transmit operation as 16#0000 (if no errors occurred). Subsequent executions of
SEND_PTP with REQ low return a status of 16#7000 (not busy).
The following diagrams show the relationship of the output values to REQ. This assumes
that the instruction is called periodically to check for the status of the transmission process.
In the diagram below, it is assumed that the instruction is called every scan (represented by
the STATUS values).
The following diagram shows how the DONE and STATUS parameters are valid for only one
scan if the REQ line is pulsed (for one scan) to initiate the transmit operation.

Communication processor
12.3 Point-to-Point (PtP) communication
S7-1200 Programmable controller
System Manual, 04/2012, A5E02486680-06 577
The following diagram shows the relationship of DONE, ERROR and STATUS parameters
when there is an error.
The DONE, ERROR and STATUS values are only valid until SEND_PTP executes again
with the same instance DB.
Table 12- 21 Condition codes
STATUS (W#16#....) Description
80D0 New request while transmitter active
80D1 Transmit aborted because of no CTS within wait time
80D2 Transmit aborted because of no DSR from the DCE device
80D3 Transmit aborted because of queue overflow (transmit more than 1024 bytes)
80D5 Reverse bias signal (wire break condition)
833A The DB for the BUFFER parameter does not exist.
Interaction of the LENGTH and BUFFER parameters for SEND_PTP
The minimum size of data that can be transmitted by the SEND_PTP instruction is one byte.
The BUFFER parameter determines the size of the data to be transmitted. You cannot use
the data type Bool or arrays of Bool for the BUFFER parameter.

Communication processor
12.3 Point-to-Point (PtP) communication
S7-1200 Programmable controller
578 System Manual, 04/2012, A5E02486680-06
You can always set the LENGTH parameter to 0 and ensure that SEND_PTP sends the
entire data structure represented by the BUFFER parameter. If you only want to send part of
a data structure in the BUFFER parameter, you can set LENGTH as follows:
Table 12- 22 LENGTH and BUFFER parameters
LENGTH BUFFER Description
= 0 Not used The complete data is sent as defined at the BUFFER parameter. You do not
need to specify the number of transmitted bytes when LENGTH = 0.
Elementary data type The LENGTH value must contain the byte count of this data type. For
example, for a Word value, the LENGTH must be two. For a Dword or Real,
the LENGTH must be four. Otherwise, nothing is transferred and the error
8088H is returned.
Structure The LENGTH value can contain a byte count less than the complete byte
length of the structure, in which case only the first LENGTH bytes of the
structure are sent from the BUFFER. Since the internal byte organization of
a structure cannot always be determined, you might get unexpected results.
In this case, use a LENGTH of 0 to send the complete structure.
Array The LENGTH value must contain a byte count that is less than the complete
byte length of the array and which must be a multiple of the data element
byte count. For example, the LENGTH parameter for an array of Words
must be a multiple of two and for an array of Reals, a multiple of four. When
LENGTH is specified, the number of array elements which are contained in
LENGTH bytes is transferred. If your BUFFER, for example, contains an
array of 15 Dwords (60 total bytes), and you specify a LENGTH of 20, then
the first five Dwords in the array are transferred.
The LENGTH value must be a multiple of the data element byte count.
Otherwise, STATUS = 8088H, ERROR = 1, and no transmission occurs.
> 0
String The LENGTH parameter contains the number of characters to be
transmitted. Only the characters of the String are transmitted. The maximum
and actual length bytes of the String are not transmitted.
12.3.1.6 RCV_PTP instruction
Table 12- 23 RCV_PTP (Receive Point-to-Point) instruction
LAD / FBD SCL Description
"RCV_PTP_DB"(
EN_R:=_bool_in_,
PORT:=_uint_in_,
BUFFER:=_variant_in_,
NDR=>_bool_out_,
ERROR=>_bool_out_,
STATUS=>_word_out_,
LENGTH=>_uint_out_);
RCV_PTP checks for messages that have been
received in the CM or CB. If a message is available, it
will be transferred from the CM or CB to the CPU. An
error returns the appropriate STATUS value.
1 STEP 7 automatically creates the DB when you insert the instruction.

Communication processor
12.3 Point-to-Point (PtP) communication
S7-1200 Programmable controller
System Manual, 04/2012, A5E02486680-06 579
Table 12- 24 Data types for the parameters
Parameter and type Data type Description
EN_R IN Bool When this input is TRUE and a message is available, the message is
transferred from the CM or CB to the BUFFER. When EN_R is FALSE, the CM
or CB is checked for messages and NDR, ERROR and STATUS output are
updated, but the message is not transferred to the BUFFER. (Default value: 0)
PORT IN PORT After you install and configure a CM or CB communication device, the port
identifier appears in the parameter helper drop-list available at the PORT box
connection. The assigned CM or CB port value is the device configuration
property "hardware identifier". The port symbolic name is assigned in the
"System constants" tab of the PLC tag table. (Default value: 0)
BUFFER IN Variant This parameter points to the starting location of the receive buffer. This buffer
should be large enough to receive the maximum length message.
Boolean data or Boolean arrays are not supported. (Default value: 0)
NDR OUT Bool TRUE for one execution when new data is ready and operation is complete
with no errors.
ERROR OUT Bool TRUE for one execution after the operation was completed with an error.
STATUS OUT Word Execution condition code (Default value: 0)
LENGTH OUT UInt Length of the returned message in bytes (Default value: 0)
The STATUS value is valid when either NDR or ERROR is TRUE. The STATUS value
provides the reason for termination of the receive operation in the CM or CB. This is typically
a positive value, indicating that the receive operation was successful and that the receive
process terminated normally. If the STATUS value is negative (the Most Significant Bit of the
hexadecimal value is set), the receive operation was terminated for an error condition such
as parity, framing, or overrun errors.
Each PtP communication interface can buffer up to a maximum of 1024 bytes. This could be
one large message or several smaller messages. If more than one message is available in
the CM or CB, the RCV_PTP instruction returns the oldest message available. A subsequent
RCV_PTP instruction execution returns the next oldest message available.
Table 12- 25 Condition codes
STATUS (W#16#...) Description
0000 No buffer present
80E0 Message terminated because the receive buffer is full
80E1 Message terminated due to parity error
80E2 Message terminated due to framing error
80E3 Message terminated due to overrun error
80E4 Message terminated because calculated length exceeds buffer size
80E5 Reverse bias signal (wire break condition)
0094 Message terminated due to received maximum character length
0095 Message terminated because of message timeout
0096 Message terminated because of inter-character timeout
0097 Message terminated because of response timeout
0098 Message terminated because the "N+LEN+M" length condition was satisfied

Communication processor
12.3 Point-to-Point (PtP) communication
S7-1200 Programmable controller
580 System Manual, 04/2012, A5E02486680-06
STATUS (W#16#...) Description
0099 Message terminated because of end sequence was satisfied
833A The DB for the BUFFER parameter does not exist.
12.3.1.7 RCV_RST instruction
Table 12- 26 RCV_RST (Receiver Reset) instruction
LAD / FBD SCL Description
"RCV_RST_DB"(
REQ:=_bool_in_,
PORT:=_uint_in_,
DONE=>_bool_out_,
ERROR=>_bool_out_,
STATUS=>_word_out_);
RCV_RST clears the receive buffers in the CM or CB.
1 STEP 7 automatically creates the DB when you insert the instruction.
Table 12- 27 Data types for parameters
Parameter and type Data type Description
REQ IN Bool Activates the receiver reset on the rising edge of this enable input (Default
value: False)
PORT IN PORT After you install and configure a CM or CB communication device, the port
identifier appears in the parameter helper drop-list available at the PORT box
connection. The assigned CM or CB port value is the device configuration
property "hardware identifier". The port symbolic name is assigned in the
"System constants" tab of the PLC tag table. (Default value: 0)
DONE OUT Bool When TRUE for one scan, indicates that the last request was completed
without errors.
ERROR OUT Bool When TRUE, shows that the last request was completed with errors. Also,
when this output is TRUE, the STATUS output will contain related error codes.
STATUS OUT Word Error code (Default value: 0)

Communication processor
12.3 Point-to-Point (PtP) communication
S7-1200 Programmable controller
System Manual, 04/2012, A5E02486680-06 581
12.3.1.8 SGN_GET instruction
Table 12- 28 SGN_GET (Get RS232 signals) instruction
LAD / FBD SCL Description
"SGN_GET_DB"(
REQ:=_bool_in_,
PORT:=_uint_in_,
NDR=>_bool_out_,
ERROR=>_bool_out_,
STATUS=>_word_out_,
DTR=>_bool_out_,
DSR=>_bool_out_,
RTS=>_bool_out_,
CTS=>_bool_out_,
DCD=>_bool_out_,
RING=>_bool_out_);
SGN_GET reads the current states of RS232
communication signals.
This function is valid only for the RS232 CM.
1 STEP 7 automatically creates the DB when you insert the instruction.
Table 12- 29 Data types for the parameters
Parameter and type Data type Description
REQ IN Bool Get RS232 signal state values on the rising edge of this input (Default value:
False)
PORT IN PORT After you install and configure a CM or CB communication device, the port
identifier appears in the parameter helper drop-list available at the PORT box
connection. The assigned CM or CB port value is the device configuration
property "hardware identifier". The port symbolic name is assigned in the
"System constants" tab of the PLC tag table.
NDR OUT Bool TRUE for one scan, when new data is ready and the operation is complete
with no errors
ERROR OUT Bool TRUE for one scan, after the operation was completed with an error
STATUS OUT Word Execution condition code (Default value: 0)
DTR OUT Bool Data terminal ready, module ready (output). Default value: False
DSR OUT Bool Data set ready, communication partner ready (input). Default value: False
RTS OUT Bool Request to send, module ready to send (output). Default value: False
CTS OUT Bool Clear to send, communication partner can receive data (input). Default value:
False
DCD OUT Bool Data carrier detect, receive signal level (always False, not supported)
RING OUT Bool Ring indicator, indication of incoming call (always False, not supported)
Table 12- 30 Condition codes
STATUS (W#16#....) Description
80F0 CM or CB is RS485 and no signals are available

Communication processor
12.3 Point-to-Point (PtP) communication
S7-1200 Programmable controller
582 System Manual, 04/2012, A5E02486680-06
12.3.1.9 SGN_SET instruction
Table 12- 31 SGN_SET (Set RS232 signals) instruction
LAD / FBD SCL Description
"SGN_SET_DB"(
REQ:=_bool_in_,
PORT:=_uint_in_,
SIGNAL:=_byte_in_,
RTS:=_bool_in_,
DTR:=_bool_in_,
DSR:=_bool_in_,
DONE=>_bool_out_,
ERROR=>_bool_out_,
STATUS=>_word_out_);
SGN_SET sets the states of RS232 communication
signals.
This function is valid only for the RS232 CM.
1 STEP 7 automatically creates the DB when you insert the instruction.
Table 12- 32 Data types for parameters
Parameter and type Data type Description
REQ IN Bool Start the set RS232 signals operation, on the rising edge of this input
(Default value: False)
PORT IN PORT After you install and configure a CM or CB communication device, the
port identifier appears in the parameter helper drop-list available at the
PORT box connection. The assigned CM or CB port value is the device
configuration property "hardware identifier". The port symbolic name is
assigned in the "System constants" tab of the PLC tag table. (Default
value: 0)
SIGNAL IN Byte Selects which signal to set: (multiple allowed). Default value: 0
01H = Set RTS
02H = Set DTR
04H = Set DSR
RTS IN Bool Request to send, module ready to send value to set (true or false),
Default value: False
DTR IN Bool Data terminal ready, module ready to send value to set (true or false).
Default value: False
DSR IN Bool Data set ready (only applies to DCE type interfaces), not used.
DONE OUT Bool TRUE for one execution after the last request was completed with no
error
ERROR OUT Bool TRUE for one execution after the last request was completed with an
error
STATUS OUT Word Execution condition code (Default value: 0)

Communication processor
12.3 Point-to-Point (PtP) communication
S7-1200 Programmable controller
System Manual, 04/2012, A5E02486680-06 583
Table 12- 33 Condition codes
STATUS (W#16#....) Description
80F0 CM or CB is RS485 and no signals can be set
80F1 Signals cannot be set because of Hardware flow control
80F2 Cannot set DSR because module is DTE
80F3 Cannot set DTR because module is DCE
12.3.2 Configuring the communication ports
The communication interfaces can be configured by two methods:
● Use the device configuration in STEP 7 to configure the port parameters (baud and
parity), the send parameters and the receive parameters. The device configuration
settings are stored in the CPU. These settings are applied after a power cycle and a RUN
to STOP transition.
● Use the PORT_CFG (Page 568), SEND_CFG (Page 569) and RCV_CFG (Page 571)
instructions to set the parameters. The port settings set by the instructions are valid while
the CPU is in RUN mode. The port settings revert to the device configuration settings
after a STOP transition or power cycle.
After configuring the hardware devices (Page 119), you configure parameters for the
communication interfaces by selecting one of the CMs in your rack or the CB, if configured.
The "Properties" tab of the inspector window
displays the parameters of the selected CM or
CB. Select "Port configuration" to edit the
following parameters:
Baud rate
Parity
Data bits per character
Number of stop bits
Flow control (RS232 only)
Wait time
For the CM 1241 RS232 and RS485 and CB RS485 (except for flow control, which only the
CM 1241 RS232 supports), the port configuration parameters are the same regardless of
whether you are configuring an RS232 or an RS485 communication module or the RS485
communication board. The parameter values can differ.
For the CM 1241 RS422/485, the Port configuration is performed differently as shown in the
figure below. The 422 mode of the CM 1241 RS422/485 module supports software flow
control as well.

Communication processor
12.3 Point-to-Point (PtP) communication
S7-1200 Programmable controller
584 System Manual, 04/2012, A5E02486680-06
Select "Port configuration" to edit the following
RS422/485 parameters:
"Operating mode":
– Full duplex (RS422) four wire mode (point-to-
point connection)
– Full duplex (RS422) four wire mode (multipoint
master)
– Full duplex (RS422) four wire mode (multipoint
slave)
– Half duplex (RS485) two wire mode
"Receive line initial state":
– None
– Forward bias (Signal R(A) 0V, signal R(B) 5V)
The STEP 7 user program can also configure the port or change the existing configuration
with the PORT_CFG instruction (Page 568).
Note
Parameter values set from the PORT_CFG instruction in the user program override port
configuration settings set from the device configuration. Note that the S7-1200 does not
retain parameters set from the PORT_CFG instruction in the event of power down.
Parameter Definition
Baud rate The default value for the baud rate is 9.6 Kbits per second. Valid choices are: 300 baud,
600 baud, 1.2 Kbits, 2.4 Kbits, 4.8 Kbits, 9.6 Kbits, 19.2 Kbits, 38.4 Kbits, 57.6 Kbits, 76.8
Kbits, and 115.2 Kbits.
Parity The default value for parity is no parity. Valid choices are: No parity, even, odd, mark (parity
bit always set to 1), and space (parity bit always set to 0).
Data bits per character The number of data bits in a character. Valid choices are 7 or 8.
Number of stop bits The number of stop bits can be either one or two. The default is one.
Flow control For the RS232 communication module, you can select either hardware or software flow
control, as described in the section "Managing flow control (Page 585)". If you select
hardware flow control, you can select whether the RTS signal is always on, or RTS is
switched. If you select software flow control, you can define the XON and XOFF characters.
The RS485 communication interfaces do not support flow control. The 422 mode of the CM
1241 RS422/485 module supports software flow control.
Wait time Wait time specifies the time that the CM or CB waits to receive CTS after asserting RTS, or
for receiving an XON after receiving an XOFF, depending on the type of flow control. If the
wait time expires before the communication interface receives an expected CTS or XON,
the CM or CB aborts the transmit operation and returns an error to the user program. You
specify the wait time in milliseconds. The range is 0 to 65535 milliseconds.
Operating mode This selects the operating mode RS422 or RS485 and network configurations.
Receive line initial state This selects the bias options. Valid values are none, forward bias and reverse bias.
Reverse bias is used to allow cable break detection.

Communication processor
12.3 Point-to-Point (PtP) communication
S7-1200 Programmable controller
System Manual, 04/2012, A5E02486680-06 585
12.3.2.1 Managing flow control
Flow control refers to a mechanism for balancing the sending and receiving of data
transmissions so that no data is lost. Flow control ensures that a transmitting device is not
sending more information than a receiving device can handle. Flow control can be
accomplished through either hardware or software. The RS232 CM supports both hardware
and software flow control. The RS485 CM and CB do not support flow control. The 422
mode of the CM 1241 RS422/485 module supports software flow control. You specify the
type of flow control either when you configure the port (Page 583) or with the PORT_CFG
instruction (Page 568).
Hardware flow control works through the Request-to-send (RTS) and Clear-to-send (CTS)
communication signals. With the RS232 CM, the RTS signal is output from pin 7 and the
CTS signal is received through pin 8. The RS232 CM is a DTE (Data Terminal Equipment)
device which asserts RTS as an output and monitors CTS as an input.
Hardware flow control: RTS switched
If you enable RTS switched hardware flow control for an RS232 CM, the module sets the
RTS signal active to send data. It monitors the CTS signal to determine whether the
receiving device can accept data. When the CTS signal is active, the module can transmit
data as long as the CTS signal remains active. If the CTS signal goes inactive, then the
transmission must stop.
Transmission resumes when the CTS signal becomes active. If the CTS signal does not
become active within the configured wait time, the module aborts the transmission and
returns an error to the user program. You specify the wait time in the port configuration
(Page 583).
The RTS switched flow control is useful for devices that require a signal that the transmit is
active. An example would be a radio modem that uses RTS as a "Key" signal to energize the
radio transmitter. The RTS switched flow control will not function with standard telephone
modems. Use the RTS always on selection for telephone modems.
Hardware flow control: RTS always on
In RTS always on mode, the CM 1241 sets RTS active by default. A device such as a
telephone modem monitors the RTS signal from the CM and utilizes this signal as a clear-to-
send. The modem only transmits to the CM when RTS is active, that is, when the telephone
modem sees an active CTS. If RTS is inactive, the telephone module does not transmit to
the CM.
To allow the modem to send data to the CM at any time, configure "RTS always on"
hardware flow control. The CM thus sets the RTS signal active all the time. The CM will not
set RTS inactive even if the module cannot accept characters. The transmitting device must
ensure that it does not overrun the receive buffer of the CM.
Data Terminal Block Ready (DTR) and Data Set Ready (DSR) signal utilization
The CM sets DTR active for either type of hardware flow control. The module transmits only
when the DSR signal becomes active. The state of DSR is only evaluated at the start of the
send operation. If DSR becomes inactive after transmission has started, the transmission will
not be paused.

Communication processor
12.3 Point-to-Point (PtP) communication
S7-1200 Programmable controller
586 System Manual, 04/2012, A5E02486680-06
Software flow control
Software flow control uses special characters in the messages to provide flow control. You
configure Hex characters that represent XON and XOFF.
XOFF indicates that a transmission must stop. XON indicates that a transmission can
resume. XOFF and XON must not be the same character.
When the transmitting device receives an XOFF character from the receiving device, it stops
transmitting. Transmitting resumes when the transmitting device receives an XON character.
If it does not receive an XON character within the wait time that is specified in the port
configuration (Page 583), the CM aborts the transmission and returns an error to the user
program.
Software flow control requires full-duplex communication, as the receiving partner must be
able to send XOFF to the transmitting partner while a transmission is in progress. Software
flow control is only possible with messages that contain only ASCII characters. Binary
protocols cannot utilize sofware flow control.
12.3.3 Configuring the transmit (send) and receive parameters
Before the CPU can engage in PtP communications, you must configure parameters for
transmitting (or sending) messages and receiving messages. These parameters dictate how
communications operate when messages are being transmitted to or received from a target
device.
12.3.3.1 Configuring transmit (send) parameters
From the device
configuration, you configure
how a communication
interface transmits data by
specifying the "Configuration
of transmitted message"
properties for the selected
interface.
You can also dynamically configure or change the transmit message parameters from the
user program by using the SEND_CFG (Page 569) instruction.
Note
Parameter values set from the SEND_CFG instruction in the user program override the port
configuration settings. Note that the CPU does not retain parameters set from the
SEND_CFG instruction in the event of power down.

Communication processor
12.3 Point-to-Point (PtP) communication
S7-1200 Programmable controller
System Manual, 04/2012, A5E02486680-06 587
Parameter Definition
RTS On delay Specifies the amount of time to wait after activating RTS before transmission is initiated.
The range is 0 to 65535 ms, with a default value of 0. This parameter is valid only when the
port configuration (Page 583) specifies hardware flow control. CTS is evaluated after the
RTS On delay time has expired.
This parameter is applicable for RS232 modules only.
RTS Off delay Specifies the amount of time to wait before de-activating RTS after completion of
transmission. The range is 0 to 65535 ms, with a default value of 0. This parameter is valid
only when the port configuration (Page 583) specifies hardware flow control.
This parameter is applicable for RS232 modules only.
Send break at message start
Number of bit times in a
break
Specifies that upon the start of each message, a break will be sent after the RTS On delay
(if configured) has expired and CTS is active.
You specify how many bit times constitute a break where the line is held in a spacing
condition. The default is 12 and the maximum is 65535, up to a limit of eight seconds.
Send idle line after a break
Idle line after a break
Specifies that an idle line will be sent before message start. It is sent after the break, if a
break is configured. The "Idle line after a break" parameter specifies how many bit times
constitute an idle line where the line is held in a marking condition. The default is 12 and
the maximum is 65535, up to a limit of eight seconds.
12.3.3.2 Configuring receive parameters
From the device
configuration, you
configure how a
communication interface
receives data, and how
it recognizes both the
start of and the end of a
message. Specify these
parameters in the
Receive message
configuration for the
selected interface.
You can also dynamically configure or change the receive message parameters from the
user program by using the RCV_CFG instruction (Page 571).
Note
Parameter values set from the RCV_CFG instruction in the user program override the port
configuration settings. Note that the CPU does not retain parameters set from the RCV_CFG
instruction in the event of power down.

Communication processor
12.3 Point-to-Point (PtP) communication
S7-1200 Programmable controller
588 System Manual, 04/2012, A5E02486680-06
Message start conditions
You can determine how the communication interface recognizes the start of a message. The
start characters and the characters comprising the message go into the receive buffer until a
configured end condition is met.
You can specify multiple start conditions. If you specify more than one start condition, all of
the start conditions must be met before the message is considered started. For example, if
you configure an idle line time and a specific start character, the CM or CB will first look for
the idle line time requirement to be met and then the CM will look for the specified start
character. If some other character is received (not the specified start character), the CM or
CB will restart the start of message search by again looking for an idle line time.
Parameter Definition
Start on Any Character The Any Character condition specifies that any successfully received character indicates the
start of a message. This character is the first character within a message.
Line Break The Line Break conditions specifies that a message receive operation starts after a break
character is received.
Idle Line The Idle Line condition specifies that a message reception starts once the receive line has
been idle or quiet for the number of specified bit times. Once this condition occurs, the start
of a message begins.
ཱཱི
① Characters
② Restarts the idle line timer
③ Idle line is detected and message receive is started
Special condition:
Recognize message start
with single character
Specifies that a particular character indicates the start of a message. This character is then
the first character within a message. Any character that is received before this specific
character is discarded. The default character is STX.
Special condition:
Recognize message start
with a character sequence
Specifies that a particular character sequence from up to four configured sequences
indicates the start of a message. For each sequence, you can specify up to five characters.
For each character position, you specify either a specific hex character, or that the character
is ignored in sequence matching (wild-card character). The last specific character of a
character sequence terminates that start condition sequence.
Incoming sequences are evaluated against the configured start conditions until a start
condition has been satisfied. Once the start sequence has been satisfied, evaluation of end
conditions begins.
You can configure up to four specific character sequences. You use a multiple-sequence
start condition when different sequences of characters can indicate the start of a message. If
any one of the character sequences is matched, the message is started.

Communication processor
12.3 Point-to-Point (PtP) communication
S7-1200 Programmable controller
System Manual, 04/2012, A5E02486680-06 589
The order of checking start conditions is:
● Idle line
● Line break
● Characters or character sequences
While checking for multiple start conditions, if one of the conditions is not met, the CM or CB
will restart the checking with the first required condition. After the CM or CB establishes that
the start conditions have been met, it begins evaluating end conditions.
Sample configuration - start message on one of two character sequences
Consider the following start message condition configuration:

Communication processor
12.3 Point-to-Point (PtP) communication
S7-1200 Programmable controller
590 System Manual, 04/2012, A5E02486680-06
With this configuration, the start condition is satisfied when either pattern occurs:
● When a five-character sequence is received where the first character is 0x6A and the fifth
character is 0x1C. The characters at positions 2, 3, and 4 can be any character with this
configuration. After the fifth character is received, evaluation of end conditions begins.
● When two consecutive 0x6A characters are received, preceded by any character. In this
case, evaluation of end conditions begins after the second 0x6A is received (3
characters). The character preceding the first 0x6A is included in the start condition.
Example sequences that would satisfy this start condition are:
● <any character> 6A 6A
● 6A 12 14 18 1C
● 6A 44 A5 D2 1C
Message end conditions
You also configure how the communication interface recognizes the end of a message. You
can configure multiple message end conditions. If any one of the configured conditions
occurs, the message ends.
For example, you could specify an end condition with an end of message timeout of 300
milliseconds, an inter-character timeout of 40 bit times, and a maximum length of 50 bytes.
The message will end if the message takes longer than 300 milliseconds to receive, or if the
gap between any two characters exceeds 40 bit times, or if 50 bytes are received.

Communication processor
12.3 Point-to-Point (PtP) communication
S7-1200 Programmable controller
System Manual, 04/2012, A5E02486680-06 591
Parameter Definition
Recognize message end by
message timeout
The message end occurs when the configured amount of time to wait for the message end
has expired. The message timeout period begins when a start condition has been satisfied.
The default is 200 ms and the range is 0 to 65535 ms.
ཱི
① Received characters
②Start Message condition satisfied: message timer starts
③ Message timer expires and terminates the message
Recognize message end by
response timeout
The message end occurs when the configured amount of time to wait for a response
expires before a valid start sequence is received. The response timeout period begins
when a transmission ends and the CM or CB begins the receive operation. The default
response timeout is 200 ms and the range is 0 to 65535 ms. If a character is not received
within the response time period, RCVTIME, then an error is returned to the corresponding
RCV_PTP instruction. The response timeout does not define a specific end condition. It
only specifies that a character must be successfully received within the specified time. You
must configure another end condition to indicate the actual end of a message.
ཱ
ི
5&97,0(
① Transmitted characters
② Received characters
③ First character must be successfully received by this time.

Communication processor
12.3 Point-to-Point (PtP) communication
S7-1200 Programmable controller
592 System Manual, 04/2012, A5E02486680-06
Parameter Definition
Recognize message end by
inter-character gap
The message end occurs when the maximum configured timeout between any two
consecutive characters of a message has expired. The default value for the inter-character
gap is 12 bit times and the maximum number is 65535 bit times, up to a maximum of eight
seconds.
ཱཱི
① Received characters
② Restarts the intercharacter timer
③ The intercharacter timer expires and terminates the message.
Recognize message end by
max length
The message end occurs when the configured maximum number of characters has been
received. The valid range for maximum length is 1 to 1023.
This condition can be used to prevent a message buffer overrun error. When this end
condition is combined with timeout end conditions and the timeout condition occurs, any
valid received characters are provided even if the maximum length is not reached. This
allows support for varying length protocols when only the maximum length is known.
Read message length from
message
The message itself specifies the length of the message. The message end occurs when a
message of the specified length has been received. The method for specifying and
interpreting the message length is described below.
Recognize message end
with a character
The message end occurs when a specified character is received.
Recognize message end
with a character sequence
The message end occurs when a specified character sequence is received. You can
specify a sequence of up to five characters. For each character position, you specify either
a specific hex character, or that the character is ignored in sequence matching.
Leading characters that are ignored characters are not part of the end condition. Trailing
characters that are ignored characters are part of the end condition.

Communication processor
12.3 Point-to-Point (PtP) communication
S7-1200 Programmable controller
System Manual, 04/2012, A5E02486680-06 593
Sample configuration - end message with a character sequence
Consider the following end message condition configuration:
In this case, the end condition is satisfied when two consecutive 0x7A characters are
received, followed by any two characters. The character preceding the 0x7A 0x7A pattern is
not part of the end character sequence. Two characters following the 0x7A 0x7A pattern are
required to terminate the end character sequence. The values received at character
positions 4 and 5 are irrelevant, but they must be received to satisfy the end condition.
Specification of message length within the message
When you select the special condition where the message length is included in the message,
you must provide three parameters that define information about the message length.
The actual message structure varies according to the protocol in use. The three parameters
are as follows:
● n: the character position (1-based) within the message that starts the length specifier
● Length size: The number of bytes (one, two, or four) of the length specifier
● Length m: the number of characters following the length specifier that are not included in
the length count
The ending characters do not need to be contiguous. The "Length m" value can be used to
specify the length of a checksum field whose size is not included in the length field.
These fields appear in the Receive message configuration of the device properties:
Example 1: Consider a message structured according to the following protocol:

Communication processor
12.3 Point-to-Point (PtP) communication
S7-1200 Programmable controller
594 System Manual, 04/2012, A5E02486680-06
Characters 3 to 14 counted by the length STX Len
(n) ADR PKE INDEX PWD STW HSW BCC
1 2 3 4 5 6 7 8 9 10 11 12 13 14
STX 0x0C xx xxxx xxxx xxxx xxxx xxxx xx
Configure the receive message length parameters for this message as follows:
● n = 2 (The message length starts with byte 2.)
● Length size = 1 (The message length is defined in one byte.)
● Length m = 0 (There are no additional characters following the length specifier that are
not counted in the length count. Twelve characters follow the length specifier.)
In this example, the characters from 3 to 14 inclusive are the characters counted by Len (n).
Example 2: Consider another message structured according to the following protocol:
Characters 5 to 10 counted by length SD1 Len (n) Len (n) SD2
DA SA FA Data unit=3 bytes
FCS ED
1 2 3 4 5 6 7 8 9 10 11 12
xx 0x06 0x06 xx xx xx xx xx xx xx xx xx
Configure the receive message length parameters for this message as follows:
● n = 3 (The message length starts at byte 3.)
● Length size = 1 (The message length is defined in one byte.)
● Length m = 3 (There are three characters following the length specifier that are not
counted in the length. In the protocol of this example, the characters SD2, FCS, and ED
are not counted in the length count. The other six characters are counted in the length
count; therefore the total number of characters following the length specifier is nine.)
In this example, the characters from 5 to 10 inclusive are the characters counted by Len (n).
12.3.4 Programming the PtP communications
STEP 7 provides extended instructions that enable the user program to perform Point-to-
Point communications with a protocol designed and specified in the user program. These
instructions can be considered in two categories:
● Configuration instructions
● Communication instructions
Configuration instructions
Before your user program can engage in PtP communication, you must configure the
communication interface port and the parameters for sending data and receiving data.

Communication processor
12.3 Point-to-Point (PtP) communication
S7-1200 Programmable controller
System Manual, 04/2012, A5E02486680-06 595
You can perform the port configuration and message configuration for each CM or CB
through the device configuration or through these instructions in your user program:
● PORT_CFG (Page 568)
● SEND_CFG (Page 569)
● RCV_CFG (Page 571)
Communication instructions
The PtP communication instructions enable the user program to send messages to and
receive messages from the communication interfaces. For information about transferring
data with these instructions, see the section on data consistency (Page 153).
All of the PtP functions operate asynchronously. The user program can use a polling
architecture to determine the status of transmissions and receptions. SEND_PTP and
RCV_PTP can execute concurrently. The communication modules and communication board
buffer the transmit and receive messages as necessary up to a maximum buffer size of 1024
bytes.
The CMs and CB send messages to and receive messages from the actual point-to-point
devices. The message protocol is in a buffer that is either received from or sent to a specific
communication port. The buffer and port are parameters of the send and receive
instructions:
● SEND_PTP (Page 575)
● RCV_PTP (Page 578)
Additional instructions provide the capability to reset the receive buffer, and to get and set
specific RS232 signals:
● RCV_RST (Page 580)
● SGN_GET (Page 581)
● SGN_SET (Page 582)
12.3.4.1 Polling architecture
The S7-1200 point-to-point instructions must be called cyclically/periodically to check for
received messages. Polling the send will tell the user program when the transmit has
completed.
Polling architecture: master
The typical sequence for a master is as follows:
1. A SEND_PTP instruction initiates a transmission to the CM or CB.
2. The SEND_PTP instruction is executed on subsequent scans to poll for the transmit
complete status.
3. When the SEND_PTP instruction indicates that the transmission is complete, the user
code can prepare to receive the response.

Communication processor
12.3 Point-to-Point (PtP) communication
S7-1200 Programmable controller
596 System Manual, 04/2012, A5E02486680-06
4. The RCV_PTP instruction is executed repeatedly to check for a response. When the CM
or CB has collected a response message, the RCV_PTP instruction copies the response
to the CPU and indicates that new data has been received.
5. The user program can process the response.
6. Go to step 1 and repeat the cycle.
Polling architecture: slave
The typical sequence for a slave is as follows:
1. The user program executes the RCV_PTP instruction every scan.
2. When the CM or CB has received a request, the RCV_PTP instruction indicates that new
data is ready and the request is copied into the CPU.
3. The user program services the request and generates a response.
4. Use a SEND_PTP instruction to send the response back to the master.
5. Repeatedly execute SEND_PTP to be sure the transmit occurs.
6. Go to step 1 and repeat the cycle.
The slave must be responsible for calling RCV_PTP frequently enough to receive a
transmission from the master before the master times out while waiting for a response. To
accomplish this task, the user program can call RCV_PTP from a cyclic OB, where the cycle
time is sufficient to receive a transmission from the master before the timeout period expires.
If you set the cycle time for the OB to provide for two executions within the timeout period of
the master, the user program can receive transmissions without missing any.
12.3.5 Example: Point-to-Point communication
In this example, an S7-1200 CPU communicates to a PC with a terminal emulator through a
CM 1241 RS232 module. The point-to-point configuration and STEP 7 program in this
example illustrate how the CPU can receive a message from the PC and echo the message
back to the PC.
. . .

Communication processor
12.3 Point-to-Point (PtP) communication
S7-1200 Programmable controller
System Manual, 04/2012, A5E02486680-06 597
You must connect the communication interface of the CM 1241 RS232 module to the RS232
interface of the PC, which is normally COM1. Because both of these ports are Data Terminal
Equipment (DTE), you must switch the receive and transmit pins (2 and 3) when connecting
the two ports, which you can accomplish by either of the following methods:
● Use a NULL modem adapter to swap pins 2 and 3 together with a standard RS232 cable.
● Use a NULL modem cable, which already has pins 2 and 3 swapped. You can usually
identify a NULL modem cable as one with two female 9-pin D connector ends.
12.3.5.1 Configuring the communication module
You can configure the CM 1241 from the Device configuration in STEP 7 or with user
program instructions. This example uses the Device configuration method.
● Port configuration: Click the communication port of the CM module from the Device
configuration, and configure the port as shown:
Note
The configuration settings for "Operating mode" and "Receive line initial state" are only
applicable for the CM 1241 (RS422/RS485) module. The other CM 1241 modules do not
have these port configuration settings. Refer to Configuring the RS422 and RS485
(Page 599)
● Transmit message configuration: Accept the default for transmit message configuration.
No break is to be sent at message start.

Communication processor
12.3 Point-to-Point (PtP) communication
S7-1200 Programmable controller
598 System Manual, 04/2012, A5E02486680-06
● Receive message start configuration: Configure the CM 1241 to start receiving a
message when the communication line is inactive for at least 50 bit times (about 5
milliseconds at 9600 baud = 50 * 1/9600):
● Receive message end configuration: Configure the CM 1241 to end a message when it
receives a maximum of 100 bytes or a linefeed character (10 decimal or A hexadecimal).
The end sequence allows up to five end characters in sequence. The fifth character in the
sequence is the linefeed character. The preceding four end sequence characters are
"don’t care" or unselected characters. The CM 1241 does not evaluate the "don’t care"
characters but looks for a linefeed character preceded by zero or more "don’t care"
characters to indicate the message end.

Communication processor
12.3 Point-to-Point (PtP) communication
S7-1200 Programmable controller
System Manual, 04/2012, A5E02486680-06 599
12.3.5.2 Configuring the RS422 and RS485
Configuring the RS422
For RS422 mode, there are three operating modes depending on your network configuration.
Select one of these operating modes based on the devices in your network. The different
selections for Receive line initial state reference the cases shown below for more details.
● Full duplex (RS422) four wire mode (point-to-point connection): select this option when
there are two devices on your network. In the Receive line initial state:
– Select none when you supply the bias and termination (Case 3).
– Select forward bias to use internal bias and termination (Case 2).
– Select reverse bias to use internal bias and termination, and enable cable break
detection for both devices (Case 1).
● Full duplex (RS422) four wire mode (multipoint master): select this option for the master
device when you have a network with one master and multiple slaves. In the Receive line
initial state:
– Select none when you supply the bias and termination (Case 3).
– Select forward bias to use internal bias and termination (Case 2).
– Cable break detection is not possible in this mode.
● Full duplex (RS422) four wire mode (multipoint slave): Select this option for all the slave
devices when you have a network with one master and multiple slaves. In the Receive
line initial state:
– Select none when you supply the bias and termination (Case 3).
– Select forward bias to use internal bias and termination (Case 2).
– Select reverse bias to use internal bias and termination, and enable cable break
detection for the slaves (Case 1).

Communication processor
12.3 Point-to-Point (PtP) communication
S7-1200 Programmable controller
600 System Manual, 04/2012, A5E02486680-06
Case 1: RS422 with cable break detection
● Mode of operation: RS422
● Receive line initial state: Reverse bias (biased with R(A) > R(B) > 0V)
● Cable break: Cable break detection enabled (transmitter always active)
5%
5$
5%
5$
9
9
9
9
˖
([WHUQDO7HUPLQDWLRQ5HVLVWRU
˖
*URXQG
Case 2: RS422 No cable break detection, forward bias
● Mode of operation: RS422
● Receive line initial state: Forward bias (biased with R(B) > R(A) > 0V)
● Cable break: No cable break detection (transmitter enabled only while transmitting)
5%
5$
5%
5$
9
9
9
9

Communication processor
12.3 Point-to-Point (PtP) communication
S7-1200 Programmable controller
System Manual, 04/2012, A5E02486680-06 601
Case 3: RS422: No cable break detection, no bias
● Mode of operation: RS422
● Receive line initial state: no bias
● Cable break: No cable break detection (transmitter enabled only while transmitting)
Bias and termination are added by the user at the end nodes of the network.
5%
5$
5%
5$
5%
5$
9
9
9
9
&OLHQW0DNHU
1RUPDO
ELDV
6HUYHU
6ODYH
6HUYHU
6ODYH
1RUPDO
ELDV
1RELDV
Configuring the RS485
For RS485 mode, there is only one operating mode. The different selections for Receive line
initial state reference the cases shown below for more details.
● Half duplex (RS485) two wire mode. In the Receive line initial state:
– Select none when you supply the bias and termination (Case 5).
– Select forward bias to use internal bias and termination (Case 4).
Case 4: RS485: Forward bias
● Mode of operation: RS485
● Receive line initial state: Forward bias (biased with R(B) > R(A) > 0V)
5%
5$
5%
5$
9
9
9
9

Communication processor
12.3 Point-to-Point (PtP) communication
S7-1200 Programmable controller
602 System Manual, 04/2012, A5E02486680-06
Case 5: RS485: No bias (external bias)
● Mode of operation: RS485
● Receive line initial state: No bias (external bias required)
5%
5$
5%
5$
12.3.5.3 Programming the STEP 7 program
The example program uses a global data block for the communication buffer, a RCV_PTP
instruction (Page 578) to receive data from the terminal emulator, and a SEND_PTP
instruction (Page 575) to echo the buffer back to the terminal emulator. To program the
example, add the data block configuration and program OB1 as described below.
Global data block "Comm_Buffer": Create a global data block (DB) and name it
"Comm_Buffer". Create one value in the data block called "buffer" with a data type of "array
[0 .. 99] of byte".
Network 1: Enable the RCV_PTP instruction whenever SEND_PTP is not active. Tag_8 at
MW20.0 indicates when sending is complete in Network 4, and when the communication
module is thus ready to receive a message.
Network 2: Use the NDR value (Tag_1 at M0.0) set by the RCV_PTP instruction to make a
copy of the number of bytes received and to set a flag (Tag_8 at M20.0) to trigger the
SEND_PTP instruction.

Communication processor
12.3 Point-to-Point (PtP) communication
S7-1200 Programmable controller
System Manual, 04/2012, A5E02486680-06 603
Network 3: Enable the SEND_PTP instruction when the M20.0 flag is set. Also use this flag
to set the REQ input to TRUE for one scan. The REQ input tells the SEND_PTP instruction
that a new request is to be transmitted. The REQ input must only be set to TRUE for one
execution of SEND_PTP. The SEND_PTP instruction is executed every scan until the
transmit completes. The transmit is complete when the last byte of the message has been
transmitted from the CM 1241. When the transmit is complete, the DONE output (Tag_5 at
M10.0) is set TRUE for one execution of SEND_PTP.
Network 4: monitor the DONE output of SEND_PTP and reset the transmit flag (Tag_8 at
M20.0) when the transmit operation is complete. When the transmit flag is reset, the
RCV_PTP instruction in Network 1 is enabled to receive the next message.
12.3.5.4 Configuring the terminal emulator
You must set up the terminal emulator to support the example program. You can use most
any terminal emulator on your PC, such as HyperTerminal. Make sure that the terminal
emulator is in the disconnected mode before editing the settings as follows:
1. Set the terminal emulator to use the RS232 port on the PC (normally COM1).
2. Configure the port for 9600 baud, 8 data bits, no parity (none), 1 stop bit and no flow
control.
3. Change the settings of the terminal emulator to emulate an ANSI terminal.
4. Configure the terminal emulator ASCII setup to send a line feed after every line (after the
user presses the Enter key).
5. Echo the characters locally so that the terminal emulator displays what is typed.

Communication processor
12.4 Universal serial interface (USS) communication
S7-1200 Programmable controller
604 System Manual, 04/2012, A5E02486680-06
12.3.5.5 Running the example program
To exercise the example program, follow these steps:
1. Download the STEP 7 program to the CPU and ensure that it is in RUN mode.
2. Click the "connect" button on the terminal emulator to apply the configuration changes
and open a terminal session to the CM 1241.
3. Type characters at the PC and press Enter.
The terminal emulator sends the characters to the CM 1241 and to the CPU. The CPU
program then echoes the characters back to the terminal emulator.
12.4 Universal serial interface (USS) communication
The USS instructions control the operation of motor drives which support the universal serial
interface (USS) protocol. You can use the USS instructions to communicate with multiple
drives through RS485 connections to CM 1241 RS485 communication modules or a CB
1241 RS485 communication board. Up to three CM 1241 RS422/RS485 modules and one
CB 1241 RS485 board can be installed in a S7-1200 CPU. Each RS485 port can operate up
to sixteen drives.
The USS protocol uses a master-slave network for communications over a serial bus. The
master uses an address parameter to send a message to a selected slave. A slave itself can
never transmit without first receiving a request to do so. Direct message transfer between
the individual slaves is not possible. USS communication operates in half-duplex mode. The
following USS illustration shows a network diagram for an example drive application.
6&38
&0
5656
866
1HW
'ULYHV
866
1HW
'ULYHV

Communication processor
12.4 Universal serial interface (USS) communication
S7-1200 Programmable controller
System Manual, 04/2012, A5E02486680-06 605
12.4.1 Requirements for using the USS protocol
The four USS instructions use 1 FB and 3 FCs to support the USS protocol. One
USS_PORT instance data block (DB) is used for each USS network. The USS_PORT
instance data block contains temporary storage and buffers for all drives on that USS
network. The USS instructions share the information in this data block.
866B530
866B:30
866B3257
'ULYH
'ULYH
866B'59
'5,9(
'5,9(
'5,9(
'ULYHGDWD
866B'59B'%
866B'59B'%
866B'59B'% 866B'%
&056
RU
&%56
(DFKFRPPXQLFDWLRQ
SRUWVXSSRUWVXSWR
GULYHV8VHWRDV
WKH'ULYHSDUDPHWHU
ER[LQSXW
7KH866B'59B'%GDWDEORFNLVD
EXIIHUWKDW\RXRQO\DFFHVV
LQGLUHFWO\YLDWKH866LQVWUXFWLRQV
5HUVHUYHGIRU
373
&20GDWD
E\WHV
All drives (up to 16) connected to a single RS485 port are part of the same USS network. All
drives connected to a different RS485 port are part of a different USS network. Each USS
network is managed using a unique data block. All instructions associated with a single USS
network must share this data block. This includes all USS_DRV, USS_PORT, USS_RPM,
and USS_WPM instructions used to control all drives on a single USS network.
The USS_DRV instruction is a Function Block (FB). When you place the USS_DRV
instruction into the program editor, you will be prompted by the "Call options" dialog to assign
a DB for this FB. If this is the first USS_DRV instruction in this program for this USS network,
then you can accept the default DB assignment (or change the name if you wish) and the
new DB is created for you. If however this is not the first USS_DRV instruction for this
channel, then you must use the drop-down list in the "Call options" dialog to select the DB
name that was previously assigned for this USS network.
Instructions USS_PORT, USS_RPM, and USS_WPM are all Functions (FCs). No DB is
assigned when you place these FCs in the editor. Instead, you must assign the appropriate
DB reference to the "USS_DB" input of these instructions. Double-click on the parameter
field and then click on the parameter helper icon to see the available DB names).

Communication processor
12.4 Universal serial interface (USS) communication
S7-1200 Programmable controller
606 System Manual, 04/2012, A5E02486680-06
The USS_PORT function handles the actual communication between the CPU and the
drives via the Point-to-Point (PtP) RS485 communication port. Each call to this function
handles one communication with one drive. Your program must call this function fast enough
to prevent a communication timeout by the drives. You may call this function in a main
program cycle OB or any interrupt OB.
Typically, you should call the USS_PORT function from a cyclic interrupt OB. The cycle time
of the cyclic interrupt OB should be set to about half of the minimum call interval (As an
example, 1200 baud communication should use a cyclic time of 350 ms or less).
The USS_DRV function block provides your program access to a specified drive on the USS
network. Its inputs and outputs are the status and controls for the drive. If there are 16 drives
on the network, your program must have at least 16 USS_DRV calls, one for each drive.
These blocks should be called at the rate that is required to control the operation of the drive.
You may only call the USS_DRV function block from a main program cycle OB.
CAUTION
Only call USS_DRV, USS_RPM, and USS_WPM from a main program cycle OB. The
USS_PORT function can be called from any OB, usually from a cyclic interrupt OB.
Do not use instructions USS_DRV, USS_RPM, or USS_WPM in a higher priority OB than
the corresponding USS_PORT instruction. For example, do not place the USS_PORT in
the main and a USS_RPM in a cyclic interrupt OB. Failure to prevent interruption of
USS_PORT execution may produce unexpected errors.
The USS_RPM and USS_WPM functions read and write the remote drive operating
parameters. These parameters control the internal operation of the drive. See the drive
manual for the definition of these parameters. Your program can contain as many of these
functions as necessary, but only one read or write request can be active per drive, at any
given time. You may only call the USS_RPM and USS_WPM functions from a main program
cycle OB.
Calculating the time required for communicating with the drive
Communications with the drive are asynchronous to the S7-1200 scan cycle. The S7-1200
typically completes several scans before one drive communications transaction is
completed.
The USS_PORT interval is the time required for one drive transaction. The table below
shows the minimum USS_PORT interval for each communication baud rate. Calling the
USS_PORT function more frequently than the USS_PORT interval will not increase the
number of transactions. The drive timeout interval is the amount of time that might be taken
for a transaction, if communications errors caused 3 tries to complete the transaction. By
default, the USS protocol library automatically does up to 2 retries on each transaction.

Communication processor
12.4 Universal serial interface (USS) communication
S7-1200 Programmable controller
System Manual, 04/2012, A5E02486680-06 607
Table 12- 34 Calculating the time requirements
Baud rate Calculated minimum USS_PORT call
Interval ( milliseconds )
Drive message interval timeout per
drive ( milliseconds )
1200 790 2370
2400 405 1215
4800 212.5 638
9600 116.3 349
19200 68.2 205
38400 44.1 133
57600 36.1 109
115200 28.1 85

Communication processor
12.4 Universal serial interface (USS) communication
S7-1200 Programmable controller
608 System Manual, 04/2012, A5E02486680-06
12.4.2 USS_DRV instruction
Table 12- 35 USS_DRV instruction
LAD / FBD SCL Description
Default view
Expanded view
"USS_DRV_DB"(
RUN:=_bool_in_,
OFF2:=_bool_in_,
OFF3:=_bool_in_,
F_ACK:=_bool_in_,
DIR:=_bool_in_,
DRIVE:=_usint_in_,
PZD_LEN:=_usint_in_,
SPEED_SP:=_real_in_,
CTRL3:=_word_in_,
CTRL4:=_word_in_,
CTRL5:=_word_in_,
CTRL6:=_word_in_,
CTRL7:=_word_in_,
CTRL8:=_word_in_,
NDR=>_bool_out_,
ERROR=>_bool_out_,
STATUS=>_word_out_,
RUN_EN=>_bool_out_,
D_DIR=>_bool_out_,
INHIBIT=>_bool_out_,
FAULT=>_bool_out_,
SPEED=>_real_out_,
STATUS1=>_word_out_,
STATUS3=>_word_out_,
STATUS4=>_word_out_,
STATUS5=>_word_out_,
STATUS6=>_word_out_,
STATUS7=>_word_out_,
STATUS8=>_word_out_);
The USS_DRV instruction exchanges data with a drive
by creating request messages and interpreting the drive
response messages. A separate function block should
be used for each drive, but all USS functions
associated with one USS network and PtP
communication port must use the same instance data
block. You must create the DB name when you place
the first USS_DRV instruction and then reference the
DB that was created by the initial instruction usage.
STEP 7 automatically creates the DB when you insert
the instruction.
1 LAD and FBD: Expand the box to reveal all the parameters by clicking the bottom of the box. The parameter pins that
are grayed are optional and parameter assignment is not required.
Table 12- 36 Data types for the parameters
Parameter and type Data type Description
RUN IN Bool Drive start bit: When true, this input enables the drive to run at the
preset speed. When RUN goes to false while a drive is running, the
motor will be ramped down to a stop. This behavior differs from the
dropping power (OFF2) or braking the motor (OFF3).
OFF2 IN Bool Electrical stop bit: When false, this bit cause the drive to coast to a stop
with no braking.
OFF3 IN Bool Fast stop bit: When false, this bit causes a fast stop by braking the
drive rather than just allowing the drive to coast to a stop.

Communication processor
12.4 Universal serial interface (USS) communication
S7-1200 Programmable controller
System Manual, 04/2012, A5E02486680-06 609
Parameter and type Data type Description
F_ACK IN Bool Fault acknowledge bit: This bit is set to reset the fault bit on a drive.
The bit is set after the fault is cleared to indicate to the drive it no longer
needs to indicate the previous fault.
DIR IN Bool Drive direction control: This bit is set to indicate that the direction is
forward (for positive SPEED_SP).
DRIVE IN USInt Drive address: This input is the address of the USS drive. The valid
range is drive 1 to drive 16.
PZD_LEN IN USInt Word length: This is the number of words of PZD data. The valid values
are 2, 4, 6, or 8 words. The default value is 2.
SPEED_SP IN Real Speed set point: This is the speed of the drive as a percentage of
configured frequency. A positive value specifies forward direction
(when DIR is true). Valid range is 200.00 to -200.00.
CTRL3 IN Word Control word 3: A value written to a user-configurable parameter on the
drive. You must configure this on the drive. (optional parameter)
CTRL4 IN Word Control word 4: A value written to a user-configurable parameter on the
drive. You must configure this on the drive. (optional parameter)
CTRL5 IN Word Control word 5: A value written to a user-configurable parameter on the
drive. You must configure this on the drive. (optional parameter)
CTRL6 IN Word Control word 6: A value written to a user-configurable parameter on the
drive. You must configure this on the drive. (optional parameter)
CTRL7 IN Word Control word 7: A value written to a user-configurable parameter on the
drive. You must configure this on the drive. (optional parameter)
CTRL8 IN Word Control word 8: A value written to a user-configurable parameter on the
drive. You must configure this on the drive. (optional parameter)
NDR OUT Bool New data ready: When true, the bit indicates that the outputs contain
data from a new communication request.
ERROR OUT Bool Error occurred: When true, this indicates that an error has occurred and
the STATUS output is valid. All other outputs are set to zero on an
error. Communication errors are only reported on the USS_PORT
instruction ERROR and STATUS outputs.
STATUS OUT Word The status value of the request indicates the result of the scan. This is
not a status word returned from the drive.
RUN_EN OUT Bool Run enabled: This bit indicates whether the drive is running.
D_DIR OUT Bool Drive direction: This bit indicates whether the drive is running forward.
INHIBIT OUT Bool Drive inhibited: This bit indicates the state of the inhibit bit on the drive.
FAULT OUT Bool Drive fault: This bit indicates that the drive has registered a fault. You
must fix the problem and then set the F_ACK bit to clear this bit when
set.
SPEED OUT Real Drive Current Speed (scaled value of drive status word 2): The value of
the speed of the drive as a percentage of configured speed.
STATUS1 OUT Word Drive Status Word 1: This value contains fixed status bits of a drive.
STATUS3 OUT Word Drive Status Word 3: This value contains a user-configurable status
word on the drive.
STATUS4 OUT Word Drive Status Word 4: This value contains a user-configurable status
word on the drive.
STATUS5 OUT Word Drive Status Word 5: This value contains a user-configurable status
word on the drive.

Communication processor
12.4 Universal serial interface (USS) communication
S7-1200 Programmable controller
610 System Manual, 04/2012, A5E02486680-06
Parameter and type Data type Description
STATUS6 OUT Word Drive Status Word 6: This value contains a user-configurable status
word on the drive.
STATUS7 OUT Word Drive Status Word 7: This value contains a user-configurable status
word on the drive.
STATUS8 OUT Word Drive Status Word 8: This value contains a user-configurable status
word on the drive.
When the initial USS_DRV execution occurs, the drive indicated by the USS address
(parameter DRIVE) is initialized in the Instance DB. After this initialization, subsequent
executions of USS_PORT can begin communication to the drive at this drive number.
Changing the drive number requires a CPU STOP-to-RUN mode transition that initializes the
instance DB. Input parameters are configured into the USS TX message buffer and outputs
are read from a "previous" valid response buffer if any exists. There is no data transmission
during USS_DRV execution. Drives communicate when USS_PORT is executed. USS_DRV
only configures the messages to be sent and interprets data that might have been received
from a previous request.
You can control the drive direction of rotation using either the DIR input (Bool) or using the
sign (positive or negative) with the SPEED_SP input (Real). The following table indicates
how these inputs work together to determine the drive direction, assuming the motor is wired
for forward rotation.
Table 12- 37 Interaction of the SPEED_SP and DIR parameters
SPEED_SP DIR Drive rotation direction
Value > 0 0 Reverse
Value > 0 1 Forward
Value < 0 0 Forward
Value < 0 1 Reverse
12.4.3 USS_PORT instruction
Table 12- 38 USS_PORT instruction
LAD / FBD SCL Description
USS_PORT(
PORT:=_uint_in_,
BAUD:=_dint_in_,
ERROR=>_bool_out_,
STATUS=>_word_out_,
USS_DB:=_fbtref_inout_);
The USS_PORT instruction handles communication
over a USS network.

Communication processor
12.4 Universal serial interface (USS) communication
S7-1200 Programmable controller
System Manual, 04/2012, A5E02486680-06 611
Table 12- 39 Data types for the parameters
Parameter and type Data type Description
PORT IN Port After you install and configure a CM or CB communication device, the
port identifier appears in the parameter helper drop-list available at the
PORT box connection. The assigned CM or CB port value is the device
configuration property "hardware identifier". The port symbolic name is
assigned in the "System constants" tab of the PLC tag table.
BAUD IN DInt The baud rate used for USS communication.
USS_DB INOUT USS_BASE The name of the instance DB that is created and initialized when a
USS_DRV instruction is placed in your program.
ERROR OUT Bool When true, this output indicates that an error has occurred and the
STATUS output is valid.
STATUS OUT Word The status value of the request indicates the result of the scan or
initialization. Additional information is available in the
"USS_Extended_Error" variable for some status codes.
Typically, there is only one USS_PORT instruction per PtP communication port in the
program, and each call of this function handles a transmission to or from a single drive. All
USS functions associated with one USS network and PtP communication port must use the
same instance DB.
Your program must execute the USS_PORT instruction often enough to prevent drive
timeouts. USS_PORT is usually called from a cyclic interrupt OB to prevent drive timeouts
and keep the most recent USS data updates available for USS_DRV calls.
12.4.4 USS_RPM instruction
Table 12- 40 USS_RPM instruction
LAD / FBD SCL Description
USS_RPM(REQ:=_bool_in_,
DRIVE:=_usint_in_,
PARAM:=_uint_in_,
INDEX:=_uint_in_,
DONE=>_bool_out_,
ERROR=>_bool_out_,
STATUS=>_word_out_,
VALUE=>_variant_out_,
USS_DB:=_fbtref_inout_);
The USS_RPM instruction reads a parameter from
a drive. All USS functions associated with one USS
network and PtP communication port must use the
same data block. USS_RPM must be called from a
main program cycle OB.
Table 12- 41 Data types for the parameters
Parameter type Data type Description
REQ IN Bool Send request: When true, REQ indicates that a new read request is
desired. This is ignored if the request for this parameter is already
pending.
DRIVE IN USInt Drive address: DRIVE is the address of the USS drive. The valid range is
drive 1 to drive 16.

Communication processor
12.4 Universal serial interface (USS) communication
S7-1200 Programmable controller
612 System Manual, 04/2012, A5E02486680-06
Parameter type Data type Description
PARAM IN UInt Parameter number: PARAM designates which drive parameter is written.
The range of this parameter is 0 to 2047. On some drives, the most
significant byte can access PARAM values greater than 2047. See your
drive manual for details on how to access an extended range.
INDEX IN UInt Parameter index: INDEX designates which Drive Parameter index is to be
written. A 16-bit value where the Least Significant Byte is the actual index
value with a range of (0 to 255). The Most Significant Byte may also be
used by the drive and is drive-specific. See your drive manual for details.
USS_DB INOUT USS_BASE Then name of the instance DB that is created and initialized when a
USS_DRV instruction is placed in your program.
VALUE IN Word, Int, UInt,
DWord, DInt,
UDInt, Real
This is the value of the parameter that was read and is valid only when
the DONE bit is true.
DONE1 OUT Bool When true, indicates that the VALUE output holds the previously
requested read parameter value. This bit is set when USS_DRV sees the
read response data from the drive. This bit is reset when either: you
request the response data via another USS_RPM poll, or on the second
of the next two calls to USS_DRV
ERROR OUT Bool Error occurred: When true, ERROR indicates that an error has occurred
and the STATUS output is valid. All other outputs are set to zero on an
error. Communication errors are only reported on the USS_PORT
instruction ERROR and STATUS outputs.
STATUS OUT Word STATUS indicates the result of the read request. Additional information is
available in the "USS_Extended_Error" variable for some status codes.
1 The DONE bit indicates that valid data has been read from the referenced motor drive and delivered to the CPU. It does
not indicate that the USS library is capable of immediately reading another parameter. A blank PKW request must be
sent to the motor drive and must also be acknowledged by the instruction before the parameter channel for the specific
drive becomes available for use. Immediately calling a USS_RPM or USS_WPM FC for the specified motor drive will
result in a 0x818A error.
12.4.5 USS_WPM instruction
Note
EEPROM write operations (for the EEPROM inside a USS drive)
Do not overuse the EEPROM permanent write operation. Minimize the number of EEPROM
write operations to extend the EEPROM life.

Communication processor
12.4 Universal serial interface (USS) communication
S7-1200 Programmable controller
System Manual, 04/2012, A5E02486680-06 613
Table 12- 42 USS_WPM instruction
LAD / FBD SCL Description
USS_WPM(REQ:=_bool_in_,
DRIVE:=_usint_in_,
PARAM:=_uint_in_,
INDEX:=_uint_in_,
EEPROM:=_bool_in_,
VALUE:=_variant_in_,
DONE=>_bool_out_,
ERROR=>_bool_out_,
STATUS=>_word_out_,
USS_DB:=_fbtref_inout_);
The USS_WPM instruction modifies a parameter in the
drive. All USS functions associated with one USS
network and PtP communication port must use the
same data block.
USS_WPM must be called from a main program cycle
OB.
Table 12- 43 Data types for the parameters
Parameter and type Data type Description
REQ IN Bool Send request: When true, REQ indicates that a new write request is
desired. This is ignored if the request for this parameter is already
pending.
DRIVE IN USInt Drive address: DRIVE is the address of the USS drive. The valid range is
drive 1 to drive 16.
PARAM IN UInt Parameter number: PARAM designates which drive parameter is written.
The range of this parameter is 0 to 2047. On some drives, the most
significant byte can access PARAM values greater than 2047. See your
drive manual for details on how to access an extended range.
INDEX IN UInt Parameter index: INDEX designates which Drive Parameter index is to be
written. A 16-bit value where the least significant byte is the actual index
value with a range of (0 to 255). The most significant byte may also be
used by the drive and is drive-specific. See your drive manual for details.
EEPROM IN Bool Store To Drive EEPROM: When true, a write drive parameter transaction
will be stored in the drive EEPROM. If false, the write is temporary and
will not be retained if the drive is power cycled.
VALUE IN Word, Int, UInt,
DWord, DInt,
UDInt, Real
The value of the parameter that is to be written. It must be valid on the
transition of REQ.
USS_DB INOUT USS_BASE The name of the instance DB that is created and initialized when a
USS_DRV instruction is placed in your program.
DONE1 OUT Bool When true, DONE indicates that the input VALUE has been written to the
drive. This bit is set when USS_DRV sees the write response data from
the drive. This bit is reset when either you request the response data via
another USS_WPM poll, or on the second of the next two calls to
USS_DRV

Communication processor
12.4 Universal serial interface (USS) communication
S7-1200 Programmable controller
614 System Manual, 04/2012, A5E02486680-06
Parameter and type Data type Description
ERROR OUT Bool When true, ERROR indicates that an error has occurred and the STATUS
output is valid. All other outputs are set to zero on an error.
Communication errors are only reported on the USS_PORT instruction
ERROR and STATUS outputs.
STATUS OUT Word STATUS indicates the result of the write request. Additional information is
available in the "USS_Extended_Error" variable for some status codes.
1 The DONE bit indicates that valid data has been read from the referenced motor drive and delivered to the CPU. It does
not indicate that the USS library is capable of immediately reading another parameter. A blank PKW request must be
sent to the motor drive and must also be acknowledged by the instruction before the parameter channel for the specific
drive becomes available for use. Immediately calling a USS_RPM or USS_WPM FC for the specified motor drive will
result in a 0x818A error.
12.4.6 USS status codes
USS instruction status codes are returned at the STATUS output of the USS functions.
Table 12- 44 STATUS codes 1
STATUS
(W#16#....)
Description
0000 No error
8180 The length of the drive response did not match the characters received from the drive. The drive number
where the error occurred is returned in the "USS_Extended_Error" variable. See the extended error
description below this table.
8181 VALUE parameter was not a Word, Real or DWord data type.
8182 The user supplied a Word for a parameter value and received a DWord or Real from the drive in the
response.
8183 The user supplied a DWord or Real for a parameter value and received a Word from the drive in the
response.
8184 The response telegram from drive had a bad checksum. The drive number where the error occurred is
returned in the "USS_Extended_Error" variable. See the extended error description below this table.
8185 Illegal drive address (valid drive address range: 1 to16)
8186 The speed set point is out of the valid range (valid speed SP range: -200% to 200%).
8187 The wrong drive number responded to the request sent. The drive number where the error occurred is
returned in the "USS_Extended_Error" variable. See the extended error description below this table.
8188 Illegal PZD word length specified (valid range = 2, 4, 6 or 8 words)
8189 Illegal Baud Rate was specified.
818A The parameter request channel is in use by another request for this drive.
818B The drive has not responded to requests and retries. The drive number where the error occurred is
returned in the "USS_Extended_Error" variable. See the extended error description below this table.
818C The drive returned an extended error on a parameter request operation. See the extended error
description below this table.
818D The drive returned an illegal access error on a parameter request operation. See your drive manual for
information of why parameter access may be limited.

Communication processor
12.4 Universal serial interface (USS) communication
S7-1200 Programmable controller
System Manual, 04/2012, A5E02486680-06 615
STATUS
(W#16#....)
Description
818E The drive has not been initialized. This error code is returned to USS_RPM or USS_WPM when
USS_DRV, for that drive, has not been called at least once. This keeps the initialization on first scan of
USS_DRV from overwriting a pending parameter read or write request, since it initializes the drive as a
new entry. To fix this error, call USS_DRV for this drive number.
80Ax-80Fx Specific errors returned from PtP communication FBs called by the USS Library - These error code
values are not modified by the USS library and are defined in the PtP instruction descriptions.
1 In addition to the USS instruction errors listed above, errors can be returned from the
underlying PtP communication instructions (Page 566).
For several STATUS codes, additional information is provided in the "USS_Extended_Error"
variable of the USS_DRV Instance DB. For STATUS codes hexadecimal 8180, 8184, 8187,
and 818B, USS_Extended_Error contains the drive number where the communication error
occurred. For STATUS code hexadecimal 818C, USS_Extended_Error contains a drive error
code returned from the drive when using a USS_RPM or USS_WPM instruction.
Communication errors (STATUS = 16#818B) are only reported on the USS_PORT
instruction and not on the USS_DRV instruction. For example, if the network is not properly
terminated then it is possible for a drive to go to RUN but the USS_DRV instruction will show
all 0's for the output parameters. In this case, you can only detect the communication error
on the USS_PORT instruction. Since this error is only visible for one scan, you will need to
add some capture logic as illustrated in the following example. In this example, when the
error bit of the USS_PORT instruction is TRUE, then the STATUS and the
USS_Extended_Error values are saved into M memory. The drive number is placed in
USS_Extended_Error variable when the STATUS code value is hexadecimal 8180, 8184,
8187, or 818B.
Network 1 "PortStatus" port status and
"USS_DRV_DB".USS_Extended_Error
extended error code values are only
valid for one program scan. The
values must be captured for later
processing.
Network 2 The "PortError" contact
triggers the storage of the "PortStatus"
value in "LastPortStatus" and the
"USS_DRV_DB".USS_Extended_Error
value in "LastExtError".

Communication processor
12.4 Universal serial interface (USS) communication
S7-1200 Programmable controller
616 System Manual, 04/2012, A5E02486680-06
USS drives support read and write access to a drive's internal parameters. This feature
allows remote control and configuration of the drive. Drive parameter access operations can
fail due to errors such as values out of range or illegal requests for a drive's current mode.
The drive generates an error code value that is returned in the "USS_Extended_Error"
variable. This error code value is only valid for the last execution of a USS_RPM or
USS_WPM instruction. The drive error code is put into USS_Extended_Error variable when
the STATUS code value is hexadecimal 818C. The error code value of
"USS_Extended_Error" depends on the drive model. See the drive's manual for a description
of the extended error codes for read and write parameter operations.
12.4.7 General drive setup information
General drive setup requirements
● The drives must be set to use 4 PKW words.
● The drives can be configured for 2, 4, 6, or 8 PZD words.
● The number of PZD word's in the drive must match PZD_LEN input on the USS_DRV
instruction for that drive.
● The baud rate in all the drives must match the BAUD input on the USS_PORT instruction.
● The drive must be set for remote control.
● The drive must be set for frequency set-point to USS on COM Link.
● The drive address must be set to 1 to 16 and match the DRIVE input on the USS_DRV
block for that drive.
● The drive direction control must be set to use the polarity of the drive set-point.
● The RS485 network must be terminated properly.
Connecting a MicroMaster drive
This information about SIEMENS MicroMaster drives is provided as an example. For other
drives, refer to the drive's manual for setup instructions.
To make the connection to a MicroMaster Series 4 (MM4) drive, insert the ends of the
RS485 cable into the two caged-clamp, screw-less terminals provided for USS operation.
Standard PROFIBUS cable and connectors can be used to connect the S7-1200.
CAUTION
Interconnecting equipment with different reference potentials can cause unwanted currents
to flow through the interconnecting cable
These unwanted currents can cause communications errors or damage equipment. Be sure
all equipment that you are about to connect with a communications cable either shares a
common circuit reference or is isolated to prevent unwanted current flows. The shield must
be tied to chassis ground or pin 1 on the 9-pin connector. It is recommended that you tie
wiring terminal 2--0V on the MicroMaster drive to chassis ground.

Communication processor
12.4 Universal serial interface (USS) communication
S7-1200 Programmable controller
System Manual, 04/2012, A5E02486680-06 617
The two wires at the opposite end of
the RS485 cable must be inserted into
the MM4 drive terminal blocks. To
make the cable connection on a MM4
drive, remove the drive cover(s) to
access the terminal blocks. See the
MM4 user manual for details about
how to remove the covers(s) of your
specific drive.
B(P) A(N)
The terminal block connections are labeled numerically. Using a PROFIBUS connector on
the S7-1200 side, connect the A terminal of the cable to the drive terminal 15 (for an MM420)
or terminal 30 (MM440). Connect the B terminal of B (P) A (N) the cable connector to
terminal 14 (MM420) or terminal 29 (MM440).
If the S7-1200 is a terminating node in the network, or if the connection is point-to-point, it is
necessary to use terminals A1 and B1 (not A2 and B2) of the connector since they allow the
termination settings to be set (for example, with DP connector type 6ES7 972--0BA40--
0X40).
CAUTION
Make sure the drive covers are replaced properly before supplying power to the unit.
If the drive is configured as the terminating
node in the network, then termination and
bias resistors must also be wired to the
appropriate terminal connections. This
diagram shows examples of the MM4 drive
connections necessary for termination and
bias.
14
15
2
1
120 ohm
470 ohm 1.5K ohm
MM420
N
P
0V
+10 V
29
30
2
1
120 ohm
470 ohm 1.5K ohm
MM440
N
P
0V
+10 V

Communication processor
12.4 Universal serial interface (USS) communication
S7-1200 Programmable controller
618 System Manual, 04/2012, A5E02486680-06
Setting up the MM4 drive
Before you connect a drive to the S7-1200, you must ensure that the drive has the following
system parameters. Use the keypad on the drive to set the parameters:
1. Reset the drive to factory settings (optional). P0010=30
P0970=1
If you skip step 1, then ensure that these parameters are set to the indicated
values.
USS PZD length = P2012 Index 0=(2, 4, 6,
or 8)
USS PKW length = P2013 Index 0=4
2. Enable the read/write access to all parameters (Expert mode). P0003=3
3. Check the motor settings for your drive. The settings will vary according to
the motor(s) being used.
To set the parameters P304, P305, P307, P310, and P311, you must first set
parameter P010 to 1 (quick commissioning mode). When you are finished
setting the parameters, set parameter P010 to 0. Parameters P304, P305,
P307, P310, and P311 can only be changed in the quick commissioning
mode.
P0304 = Rated motor voltage (V)
P0305 = Rated motor current (A)
P0307 = Rated motor power (W)
P03010 = Rated motor frequency (Hz)
P0311 = Rated motor speed
4. Set the local/remote control mode. P0700 Index 0=5
5. Set selection of frequency set-point to USS on COM link. P1000 Index 0=5
6. Ramp up time (optional)
This is the time in seconds that it takes the motor to accelerate to maximum
frequency.
P1120=(0 to 650.00)
7. Ramp down time (optional)
This the time in seconds that it takes the motor to decelerate to a complete
stop.
P1121=(0 to 650.00)
8. Set the serial link reference frequency: P2000=(1 to 650 Hz)
9. Set the USS normalization: P2009 Index 0=0
10. Set the baud rate of the RS485 serial interface: P2010 Index 0= 4 (2400 baud)
5 (4800 baud)
6 (9600 baud)
7 (19200 baud
8 (38400 baud)
9 (57600 baud)
12 (115200 baud)
11. Enter the Slave address.
Each drive (a maximum of 31) can be operated over the bus.
P2011 Index 0=(0 to 31)
12. Set the serial link timeout.
This is the maximum permissible period between two incoming data
telegrams. This feature is used to turn off the inverter in the event of a
communications failure. Timing starts after a valid data telegram has been
received. If a further data telegram is not received within the specified time
period, the inverter will trip and display fault code F0070. Setting the value to
zero switches off the control.
P2014 Index 0=(0 to 65,535 ms)
0=timeout disabled
13. Transfer the data from RAM to EEPROM: P0971=1 (Start transfer) Save the changes
to the parameter settings to EEPROM

Communication processor
12.5 Modbus communication
S7-1200 Programmable controller
System Manual, 04/2012, A5E02486680-06 619
12.5 Modbus communication
12.5.1 Overview of Modbus RTU and TCP communication
Modbus function codes
● A CPU operating as a Modbus RTU master (or Modbus TCP client) can read/write both
data and I/O states in a remote Modbus RTU slave (or Modbus TCP server). Remote
data can be read and processed in the user program.
● A CPU operating as a Modbus RTU slave (or Modbus TCP server) allows a supervisory
device to read/write both data and I/O states in a remote CPU. The supervisor device can
write new values in remote CPU memory that can be processed in the user program.
Table 12- 45 Read data functions: Read remote I/O and program data
Modbus function code Read slave (server) functions - standard addressing
01 Read output bits: 1 to 2000 bits per request
02 Read input bits: 1 to 2000 bits per request
03 Read Holding registers: 1 to 125 words per request
04 Read input words: 1 to 125 words per request
Table 12- 46 Write data functions: Write remote I/O and modify program data
Modbus function code Write slave (server) functions - standard addressing
05 Write one output bit: 1 bit per request
06 Write one holding register: 1 word per request
15 Write one or more output bits: 1 to 1968 bits per request
16 Write one or more holding registers: 1 to 123 words per request
● Modbus function codes 08 and 11 provide slave device communication diagnostic
information.
● Modbus function code 0 broadcasts a message to all slaves (with no slave response).
The broadcast function is not available for Modbus TCP, because communication is
connection based.
Table 12- 47 Modbus network station addresses
Station Address
Standard station address 1 to 247 RTU station
Extended station address 1 to 65535
TCP station Station address IP address and port number

Communication processor
12.5 Modbus communication
S7-1200 Programmable controller
620 System Manual, 04/2012, A5E02486680-06
Modbus memory addresses
The actual number of Modbus memory addresses available depends on the CPU model,
how much work memory exists, and how much CPU memory is used by other program data.
The table below gives the nominal value of the address range.
Table 12- 48 Modbus memory addresses
Station Address range
Standard memory address 10K RTU station
Extended memory address 64K
TCP station Standard memory address 10K
Modbus RTU communication
Modbus RTU (Remote Terminal Unit) is a standard network communication protocol that
uses the RS232 or RS485 electrical connection for serial data transfer between Modbus
network devices. You can add PtP (Point to Point) network ports to a CPU with a RS232 or
RS485 CM or a RS485 CB.
Modbus RTU uses a master/slave network where all communications are initiated by a
single Master device and slaves can only respond to a master’s request. The master sends a
request to one slave address and only that slave address responds to the command.
Modbus TCP communication
Modbus TCP (Transmission Control Protocol) is a standard network communication protocol
that uses the PROFINET connector on the CPU for TCP/IP communication. No additional
communication hardware module is required.
Modbus TCP uses Open User Communications (OUC) connections as a Modbus
communication path. Multiple client-server connections may exist, in addition to the
connection between STEP 7 and the CPU. Mixed client and server connections are
supported up to the maximum number of connections allowed by the CPU model
(Page 424).
Each MB_SERVER connection must use a unique instance DB and IP port number. Only 1
connection per IP port is supported. Each MB_SERVER (with its unique instance DB and IP
port) must be executed individually for each connection.
Note
Modbus TCP will only operate correctly with CPU firmware release V1.02 or later. An
attempt to execute the Modbus instructions on an earlier firmware version will result in an
error.

Communication processor
12.5 Modbus communication
S7-1200 Programmable controller
System Manual, 04/2012, A5E02486680-06 621
A Modbus TCP client (master) must control the client-server connection with the
DISCONNECT parameter. The basic Modbus client actions are shown below.
1. Initiate a connection to a particular server (slave) IP address and IP port number
2. Initiate client transmission of a Modbus messages and receive the server responses
3. When desired, initiate the disconnection of client and server to enable connection with a
different server.
Modbus RTU instructions in your program
● MB_COMM_LOAD: One execution of MB_COMM_LOAD is used to set up PtP port
parameters like baud rate, parity, and flow control. After a CPU port is configured for the
Modbus RTU protocol, it can only be used by either the MB_MASTER or MB_SLAVE
instructions.
● MB_MASTER: The Modbus master instruction enables the CPU to act as a Modbus RTU
master device and communicate with one or more Modbus slave devices.
● MB_SLAVE: The Modbus slave instruction enables the CPU to act as a Modbus RTU
slave device and communicate with a Modbus master device.
Modbus TCP instructions in your program
● MB_CLIENT: Make client-server TCP connection, send command message, receive
response, and control the disconnection from the server
● MB_SERVER: Connect to a Modbus TCP client upon request, receive Modbus message,
and send response

Communication processor
12.5 Modbus communication
S7-1200 Programmable controller
622 System Manual, 04/2012, A5E02486680-06
12.5.2 Modbus TCP
12.5.2.1 MB_CLIENT (Modbus TCP)
Table 12- 49 MB_CLIENT instruction
LAD / FBD SCL Description
"MB_CLIENT_DB"(
REQ:=_bool_in_,
DISCONNECT:=_bool_in_,
CONNECT_ID=_uint_in_,
IP_OCTET_1:=_byte_in_,
IP_OCTET_2:=_byte_in_,
IP_OCTET_3:=_byte_in_,
IP_OCTET_4:=_byte_in_,
IP_PORT:=_uint_in_,
MB_MODE:=_usint_in_,
MB_DATA_ADDR:=_udint_in_,
MB_DATA_LEN:=_uint_in_,
DONE=>_bool_out_,
BUSY=>_bool_out_,
ERROR=>_bool_out_,
STATUS=>_word_out_,
MB_DATA_PTR:=_variant_inout_);
MB_CLIENT communicates as a
Modbus TCP client through the
PROFINET connector on the S7-
1200 CPU. No additional
communication hardware module
is required.
MB_CLIENT can make a client-
server connection, send a
Modbus function request, receive
a response, and control the
disconnection from a Modbus
TCP server.
Table 12- 50 Data types for the parameters
Parameter and type Data type Description
REQ In Bool FALSE = No Modbus communication request
TRUE = Request to communicate with a Modbus TCP server
DISCONNECT IN Bool The DISCONNECT parameter allows your program to control connection
and disconnection with a Modbus server device.
If DISCONNECT = 0 and a connection does not exist, then MB_CLIENT
attempts to make a connection to the assigned IP address and port number.
If DISCONNECT = 1 and a connection exists, then a disconnect operation is
attempted. Whenever this input is enabled, no other operation will be
attempted.
CONNECT_ID IN UInt The CONNECT_ID parameter must uniquely identify each connection within
the PLC. Each unique instance of the MB_CLIENT or MB_SERVER
instruction must contain a unique CONNECT_ID parameter.
IP_OCTET_1 IN USInt Modbus TCP server IP address: Octet 1
8-bit part of the 32-bit IPv4 IP address of the Modbus TCPserver to which
the client will connect and communicate using the Modbus TCP protocol.
IP_OCTET_2 IN USInt Modbus TCP server IP address: Octet 2
IP_OCTET_3 IN USInt Modbus TCP server IP address: Octet 3
IP_OCTET_4 IN USInt Modbus TCP server IP address: Octet 4
IP_PORT IN UInt Default value = 502: The IP port number of the server to which the client will
attempt to connect and ultimately communicate using the TCP/IP protocol.

Communication processor
12.5 Modbus communication
S7-1200 Programmable controller
System Manual, 04/2012, A5E02486680-06 623
Parameter and type Data type Description
MB_MODE IN USInt Mode Selection: Assigns the type of request (read, write, or diagnostic). See
the Modbus functions table below for details.
MB_DATA_ADDR IN UDInt Modbus starting Address: Assigns the starting address of the data to be
accessed by MB_CLIENT. See the Modbus functions table below for valid
addresses.
MB_DATA_LEN IN UInt Modbus data Length: Assigns the number of bits or words to be accessed in
this request. See the Modbus functions table below for valid lengths
MB_DATA_PTR IN_OUT Variant Pointer to the Modbus data register: The register buffers data going to or
coming from a Modbus server. The pointer must assign a standard global
DB or a M memory address.
DONE OUT Bool The DONE bit is TRUE for one scan, after the last request was completed
with no error.
BUSY OUT Bool 0 - No MB_CLIENT operation in progress
1 - MB_CLIENT operation in progress
ERROR OUT Bool The ERROR bit is TRUE for one scan, after the MB_CLIENT execution was
terminated with an error. The error code value at the STATUS parameter is
valid only during the single cycle where ERROR = TRUE.
STATUS OUT Word Execution condition code
REQ parameter
FALSE = No Modbus communication request
TRUE = Request to communicate with a Modbus TCP server
If no instance of MB_CLIENT is active and parameter DISCONNECT=0, when REQ=1 a new
Modbus request will start. If the connection is not already established then a new connection
will be made.
If the same instance of MB_CLIENT is executed again with DISCONNECT=0 and REQ=1,
before the completion of the current request, then no subsequent Modbus transmission will
be made. However, as soon as the current request is completed, a new request can be
processed if MB_CLIENT is executed with REQ=1.
When the current MB_CLIENT communication request is complete, the DONE bit is TRUE
for one cycle. The DONE bit can be used as a time gate to sequence multiple MB_CLIENT
requests.
Note
Input data consistency during MB_CLIENT processing
Once a Modbus client initiates a Modbus operation, all the input states are saved internally
and are then compared on each successive call. The comparison is used to determine if this
particular call was the originator of the active client request. More than one MB_CLIENT call
can be performed using a common instance DB.
As a result, it is important that the inputs are not changed during the period of time that a
MB_CLIENT operation is actively being processed. If this rule is not followed, then a
MB_CLIENT cannot determine that it is the active instance.

Communication processor
12.5 Modbus communication
S7-1200 Programmable controller
624 System Manual, 04/2012, A5E02486680-06
MB_MODE and MB_DATA_ADDR parameters select the Modbus communication function
MB_DATA_ADDR assigns the starting Modbus address of the data to be accessed. The
MB_CLIENT instruction uses a MB_MODE input rather than a function code input.
The combination of MB_MODE and MB_DATA_ADDR values determine the function code
that is used in the actual Modbus message. The following table shows the correspondence
between parameter MB_MODE, Modbus function, and Modbus address range.
Table 12- 51 Modbus functions
MB_MODE Modbus
function
Data length Operation and data MB_DATA_ADDR
0 01 1 to 2000 Read output bits:
1 to 2000 bits per request
1 to 9999
0 02 1 to 2000 Read input bits:
1 to 2000 bits per request
10001 to 19999
0 03 1 to 125 Read Holding registers:
1 to 125 words per request
40001 to 49999 or
400001 to 465535
0 04 1 to 125 Read input words:
1 to 125 words per request
30001 to 39999
1 05 1 Write one output bit:
One bit per request
1 to 9999
1 06 1 Write one holding register:
1 word per request
40001 to 49999 or
400001 to 465535
1 15 2 to 1968
Write multiple output bits:
2 to 1968 bits per request
1 to 9999
1 16 2 to 123 Write multiple holding registers:
2 to 123 words per request
40001 to 49999 or
400001 to 465535
2 15 1 to 1968 Write one or more output bits:
1 to 1968 bits per request
1 to 9999
2 16 1 to 123 Write one or more holding registers:
1 to 123 words per request
40001 to 49999 or
400001 to 465535
11 11 0 Read the server communication status word
and event counter. The status word
indicates busy (0 – not busy, 0xFFFF -
busy). The event counter is incremented for
each successful completion of a message.
Both the MB_DATA_ADDR and
MB_DATA_LEN parameters of MB_CLIENT
are ignored for this function.
80 08 1 Check server status using data diagnostic
code 0x0000 (Loopback test – server
echoes the request)
1 word per request

Communication processor
12.5 Modbus communication
S7-1200 Programmable controller
System Manual, 04/2012, A5E02486680-06 625
MB_MODE Modbus
function
Data length Operation and data MB_DATA_ADDR
81 08 1 Reset server event counter using data
diagnostic code 0x000A
1 word per request
3 to 10,
12 to 79,
82 to 255
Reserved
Note
MB_DATA_PTR assigns a buffer to store data read/written to/from a Modbus TCP server
The data buffer can be in a standard global DB or M memory address.
For a buffer in M memory, use the standard Any Pointer format. This is in the format P#"Bit
Address" "Data Type" "Length", an example would be P#M1000.0 WORD 500.
MB_DATA_PTR assigns a communication buffer
● MB_CLIENT communication functions:
– Read and write 1-bit data from Modbus server addresses (00001 to 09999)
– Read 1-bit data from Modbus server addresses (10001 to 19999)
– Read 16-bit word data from Modbus server addresses (30001 to 39999) and (40001 to
49999)
– Write 16-bit word data to Modbus server addresses (40001 to 49999)
● Word or bit sized data is transferred to/from the DB or M memory buffer assigned by
MB_DATA_PTR.
● If a DB is assigned as the buffer by MB_DATA_PTR, then you must assign data types to
all DB data elements.
– The 1-bit Bool data type represents one Modbus bit address
– 16-bit single word data types like WORD, UInt, and Int represent one Modbus word
address
– 32-bit double word data types like DWORD, DInt, and Real represent two Modbus
word addresses

Communication processor
12.5 Modbus communication
S7-1200 Programmable controller
626 System Manual, 04/2012, A5E02486680-06
● Complex DB elements can be assigned by MB_DATA_PTR, such as
– Standard arrays
– Named structures where each element is unique.
– Named complex structures where each element has a unique name and a 16 or 32 bit
data type.
● There is no requirement that the MB_DATA_PTR data areas be in the same global data
block (or M memory area). You can assign one data block for Modbus reads, another
data block for Modbus writes, or one data block for each MB_CLIENT station.
Multiple client connections
A Modbus TCP client can support concurrent connections up to the maximum number of
Open User Communications connections allowed by the PLC. The total number of
connections for a PLC, including Modbus TCP Clients and Servers, must not exceed the
maximum number of supported Open User Communications connections (Page 424). The
Modbus TCP connections may be shared between Client and/or Server type connections.
Individual client connections must follow these rules:
● Each MB_CLIENT connection must use a distinct instance DB
● Each MB_CLIENT connection must specify a unique server IP address
● Each MB_CLIENT connection must specify a unique connection ID
● Unique IP port numbers may or may not be required depending upon the server
configuration
The Connection ID must be unique for each individual connection. This means a single,
unique Connection ID must only be used with each individual instance DB. In summary, the
instance DB and the Connection ID are paired together and must be unique for every
connection.
Table 12- 52 MB_CLIENT instance data block user accessible static variables
Variable Data type Default description
Blocked_Proc_Timeout Real 3.0 Amount of time (in seconds) to wait upon a blocked Modbus client
instance before removing this instance as being ACTIVE. This can
occur, for example, when a client request has been issued and then
application stops executing the client function before it has completely
finished the request. The maximum S7-1200 limit is 55 seconds.
MB_Unit_ID Word 255 Modbus unit identifier:
A Modbus TCP server is addressed using its IP address. As a result,
the MB_UNIT_ID parameter is not used for Modbus TCP addressing.
The MB_UNIT_ID parameter corresponds to the slave address in the
Modbus RTU protocol. If a Modbus TCP server is used for a gateway to
a Modbus RTU protocol, the MB_UNIT_ID can be used to identify the
slave device connected on the serial network. The MB_UNIT_ID would
be used to forward the request to the correct Modbus RTU slave
address.
Please note that some Modbus TCP devices may require the
MB_UNIT_ID parameter to be initialized within a restricted range of
values.

Communication processor
12.5 Modbus communication
S7-1200 Programmable controller
System Manual, 04/2012, A5E02486680-06 627
Variable Data type Default description
RCV_TIMEOUT Real 2.0 Time in seconds that the MB_CLIENT waits for a server to respond to a
request.
Connected Bool 0 Indicates whether the connection to the assigned server is connected
or disconnected: 1=connected, 0=disconnected
Table 12- 53 MB_CLIENT protocol errors
STATUS
(W#16#)
Response code to
Modbus client
(B#16#)
Modbus protocol errors
8381 01 Function code not supported
8382 03 Data length error
8383 02 Data address error or access outside the bounds of the MB_HOLD_REG address area
8384 03 Data value error
8385 03 Data diagnostic code value not supported (function code 08)
Table 12- 54 MB_CLIENT execution condition codes 1
STATUS
(W#16#)
MB_CLIENT parameter errors
7001 MB_CLIENT is waiting for a Modbus server response to a connect or disconnect request, on the assigned
TCP port. This is only reported for the first execution of a connect or disconnect operation.
7002 MB_CLIENT is waiting for a Modbus server response to a connect or disconnect request, for the assigned
TCP port. This will be reported for any subsequent executions, while waiting for completion of a connect
or disconnect operation.
7003 A disconnect operation has successfully completed (Only valid for one PLC scan).
80C8 The server did not respond in the assigned time. MB_CLIENT must receive a response using the
transaction ID that was originally transmitted within the assigned time or this error is returned. Check the
connection to the Modbus server device.
This error is only reported after any configured retries (if applicable) have been attempted.
8188 Invalid mode value
8189 Invalid data address value
818A Invalid data length value
818B Invalid pointer to the DATA_PTR area. This can be the combination of MB_DATA_ADDRESS +
MB_DATA_LEN.
818C Pointer to a optimized DATA_PTR area (must be a standard DB area or M memory area)
8200 The port is busy processing an existing Modbus request.
8380 Received Modbus frame is malformed or too few bytes have been received.

Communication processor
12.5 Modbus communication
S7-1200 Programmable controller
628 System Manual, 04/2012, A5E02486680-06
STATUS
(W#16#)
MB_CLIENT parameter errors
8387 The assigned Connection ID parameter is different from the ID used for previous requests. There can only
be a single Connection ID used within each MB_CLIENT instance DB.
This is also used as an internal error if the Modbus TCP protocol ID received from a server is not 0.
8388 A Modbus server returned a quantity of data that is different than what was requested. This applies to
Modbus functions 15 or 16 only.
1 In addition to the MB_CLIENT errors listed above, errors can be returned from the underlying T block communication
instructions (TCON, TDISCON, TSEND, and TRCV).
See also
TCON, TDISCON, TSEND, AND TRCV (Page 439)
12.5.2.2 MB_SERVER (Modbus TCP)
Table 12- 55 MB_SERVER instruction
LAD / FBD SCL Description
"MB_SERVER_DB"(
DISCONNECT:=_bool_in_,
CONNECT_ID:=_uint_in_,
IP_PORT:=_uint_in_,
NDR=>_bool_out_,
DR=>_bool_out_,
ERROR=>_bool_out_,
STATUS=>_word_out_,
MB_HOLD_REG:=_variant_inout_);
MB_SERVER communicates as a
Modbus TCP server through the
PROFINET connector on the S7-1200
CPU. No additional communication
hardware module is required.
MB_SERVER can accept a request to
connect with Modbus TCP client ,
receive a Modbus function request, and
send a response message.
Table 12- 56 Data types for the parameters
Parameter and type Data type Description
DISCONNECT IN Bool MB_SERVER attempts to make a "passive" connection with a partner device.
This means that the server is passively listening for a TCP connection request
from any requesting IP address.
If DISCONNECT = 0 and a connection does not exist, then a passive
connection can be initiated.
If DISCONNECT = 1 and a connection exists, then a disconnect operation is
initiated. This allows your program to control when a connection is accepted.
Whenever this input is enabled, no other operation will be attempted.
CONNECT_ID IN UInt CONNECT_ID uniquely identifies each connection within the PLC. Each
unique instance of the MB_CLIENT or MB_SERVER instruction must contain a
unique CONNECT_ID parameter.

Communication processor
12.5 Modbus communication
S7-1200 Programmable controller
System Manual, 04/2012, A5E02486680-06 629
Parameter and type Data type Description
IP_PORT IN UInt Default value = 502: The IP port number that identifies the IP port that will be
monitored for a connection request from a Modbus client.
These TCP port numbers are not allowed for a MB_SERVER passive
connection: 20, 21, 25, 80, 102, 123, 5001, 34962, 34963, and 34964.
MB_HOLD_REG IN_OUT Variant Pointer to the MB_SERVER Modbus holding register: The holding register
must either be a standard global DB or a M memory address. This memory
area is used to hold the values a Modbus client is allowed to access using
Modbus register functions 3 (read), 6 (write), and 16 (write).
NDR OUT Bool New Data Ready: 0 = No new data, 1 = Indicates that new data has been
written by a Modbus client
DR OUT Bool Data Read: 0 = No data read, 1 = Indicates that data has been read by a
Modbus client.
ERROR OUT Bool The ERROR bit is TRUE for one scan, after MB_SERVER execution was
terminated with an error. The error code value at the STATUS parameter is
valid only during the single cycle where ERROR = TRUE.
STATUS OUT Word Execution condition code
MB_SERVER allows incoming Modbus function codes (1, 2, 4, 5, and 15) to read or write
bits and words directly in the input process image and output process image of the S7-1200
CPU. For data transfer function codes (3, 6, and 16), the MB_HOLD_REG parameter must
be defined as a data type larger than a byte. The following table shows the mapping of
Modbus addresses to the process image in the CPU.
Table 12- 57 Mapping of Modbus addresses to the process image
Modbus functions S7-1200
Codes Function Data area Address range Data area CPU address
01 Read bits Output 1 To 8192 Output Process Image Q0.0 to Q1023.7
02 Read bits Input 10001 To 18192 Input Process Image I0.0 to I1023.7
04 Read words Input 30001 To 30512 Input Process Image IW0 to IW1022
05 Write bit Output 1 To 8192 Output Process Image Q0.0 to Q1023.7
15 Write bits Output 1 To 8192 Output Process Image Q0.0 to Q1023.7
Incoming Modbus message function codes function codes (3, 6, and 16) read or write words
in a Modbus holding register which can be an M memory address range or a data block. The
type of holding register is specified by the MB_HOLD_REG parameter.
Note
MB_HOLD_REG parameter assignment
The Modbus Holding Register can be in a standard global DB or a M memory address.
For A Modbus holding register in M memory, use the standard Any Pointer format. This is in
the format P#"Bit Address" "Data Type" "Length". An example would be P#M1000.0 WORD
500

Communication processor
12.5 Modbus communication
S7-1200 Programmable controller
630 System Manual, 04/2012, A5E02486680-06
The following table shows examples of Modbus address to holding register mapping used for
Modbus function codes 03 (read words), 06 (write word), and 16 (write words). The actual
upper limit of DB addresses is determined by the maximum work memory limit and M
memory limit, for each CPU model.
Table 12- 58 Mapping examples of Modbus address to CPU memory address
MB_HOLD_REG parameter examples
Modbus Address
P#M100.0 Word 5 P#DB10.DBx0.0 Word 5 "Recipe".ingredient
40001 MW100 DB10.DBW0 "Recipe".ingredient[1]
40002 MW102 DB10.DBW2 "Recipe".ingredient[2]
40003 MW104 DB10.DBW4 "Recipe".ingredient[3]
40004 MW106 DB10.DBW6 "Recipe".ingredient[4]
40005 MW108 DB10.DBW8 "Recipe".ingredient[5]
Multiple server connections
Multiple server connections may be created. This permits a single PLC to establish
concurrent connections to multiple Modbus TCP clients.
A Modbus TCP server can support concurrent connections up to the maximum number of
Open User Communications connections allowed by the PLC. The total number of
connections for a PLC, including Modbus TCP Clients and Servers, must not exceed the
maximum number of supported Open User Communications connections (Page 424). The
Modbus TCP connections may be shared between Client and/or Server type connections.
Individual server connection must follow these rules:
● Each MB_SERVER connection must use a distinct instance DB.
● Each MB_SERVER connection must be established with a unique IP port number. Only 1
connection per port is supported.
● Each MB_SERVER connection must use a unique connection ID.
● The MB_SERVER must be called individually for each connection (with its respective
instance DB).
The Connection ID must be unique for each individual connection. This means a single,
unique Connection ID must only be used with each individual instance DB. In summary, the
instance DB and the Connection ID are paired together and must be unique for every
connection.

Communication processor
12.5 Modbus communication
S7-1200 Programmable controller
System Manual, 04/2012, A5E02486680-06 631
Table 12- 59 Modbus diagnostic function codes
MB_SERVER Modbus diagnostic functions
Codes Sub-function Description
08 0x0000 Return query data echo test: The MB_SERVER will echo back to a Modbus client a word of data
that is received.
08 0x000A Clear communication event counter: The MB_SEVER will clear out the communication event
counter that is used for Modbus function 11.
11 Get communication event counter: The MB_SERVER uses an internal communication event
counter for recording the number of successful Modbus read and write requests that are sent to
the Modbus server. The counter does not increment on any Function 8 or Function 11 requests. It
is also not incremented on any requests that result in a communication error.
The broadcast function is not available for Modbus TCP, because only one client-server
connection exists at any one time.
MB_SERVER variables
This table shows the public static variables stored in the MB_SERVER instance data block
that can be used in your program
Table 12- 60 MB_SERVER public static variables
Variable Data type Default
value
Description
HR_Start_Offset Word 0 Assigns the starting address of the Modbus Holding register
Request_Count Word 0 The number of all requests received by this server.
Server_Message_Count Word 0 The number of requests received for this specific server.
Xmt_Rcv_Count Word 0 The number of transmissions or receptions that have encountered an
error. Also, incremented if a message is received that is an invalid
Modbus message.
Exception_Count Word 0 Modbus specific errors that require a returned exception
Success_Count Word 0 The number of requests received for this specific server that have no
protocol errors.
Connected Bool 0 Indicates whether the connection to the assigned client is connected or
disconnected: 1=connected, 0=disconnected
Your program can write values to the HR_Start_Offset and control Modbus server
operations. The other variables can be read to monitor Modbus status.
HR_Start_Offset
Modbus holding register addresses begin at 40001 . These addresses correspond to the
beginning PLC memory address of the holding register. However, you can configure the
"HR_Start_Offset" variable to start the beginning Modbus holding register address at another
value instead of 40001.
For example, if the holding register is configured to start at MW100 and is 100 words long.
An offset of 20 specifies a beginning holding register address of 40021 instead of 40001.
Any address below 40021 and above 40119 will result in an addressing error.

Communication processor
12.5 Modbus communication
S7-1200 Programmable controller
632 System Manual, 04/2012, A5E02486680-06
Table 12- 61 Example of Modbus holding register addressing
HR_Start_Offset Address Minimum Maximum
Modbus address (Word) 40001 40099 0
S7-1200 address MW100 MW298
Modbus address (Word) 40021 40119 20
S7-1200 address MW100 MW298
HR_Start_Offset is a word value that specifies the starting address of the Modbus holding
register and is stored in the MB_SERVER instance data block. You can set this public static
variable value by using the parameter helper drop-list, after MB_SERVER is placed in your
program.
For example, after MB_SERVER is placed in a LAD network, you can go to a previous
network and assign the HR_Start_Offset value. The value must be assigned prior to
execution of MB_SERVER.
Entering a Modbus server
variable using the default DB name:
1. Set the cursor in the parameter field and
type an m character.
2. Select "MB_SERVER_DB" from the drop-
list of DB names.
3. Select
"MB_SERVER_DB.HR_Start_Offset" from
the drop-list of DB variables.
Table 12- 62 MB_SERVER execution condition codes 1
STATUS
(W#16#)
Response code to
Modbus server
(B#16#)
Modbus protocol errors
7001 MB_SERVER is waiting for a Modbus client to connect to the assigned TCP port. This
code is reported on the first execution of a connect or disconnect operation.
7002 MB_SERVER is waiting for a Modbus client to connect to the assigned TCP port. This
code is reported for any subsequent executions, while waiting for completion of a
connect or disconnect operation.
7003 A disconnect operation has successfully completed (Only valid for one PLC scan).
8187 Invalid pointer to MB_HOLD_REG: area is too small

Communication processor
12.5 Modbus communication
S7-1200 Programmable controller
System Manual, 04/2012, A5E02486680-06 633
STATUS
(W#16#)
Response code to
Modbus server
(B#16#)
Modbus protocol errors
818C Pointer to a optimized MB_HOLD_REG area (must be a standard DB area or M
memory area) or Blocked process timeout exceeds the limit of 55 seconds. (S7-1200
specific)
8381 01 Function code not supported
8382 03 Data length error
8383 02 Data address error or access outside the bounds of the MB_HOLD_REG address area
8384 03 Data value error
8385 03 Data diagnostic code value not supported (function code 08)
1 In addition to the MB_SERVER errors listed above, errors can be returned from the
underlying T block communication instructions (TCON, TDISCON, TSEND, and TRCV).
See also
TCON, TDISCON, TSEND, AND TRCV (Page 439)
12.5.2.3 MB_SERVER example: Multiple TCP connections
You can have multiple Modbus TCP server connections. To accomplish this, MB_SERVER
must be independently executed for each connection. Each connection must use an
independent instance DB, connection ID, and IP port. The S7-1200 allows only one
connection per IP port.
For best performance, MB_SERVER should be executed every cycle for each connection.
Network 1: Connection #1 with independent IP_PORT, connection ID, and instance DB

Communication processor
12.5 Modbus communication
S7-1200 Programmable controller
634 System Manual, 04/2012, A5E02486680-06
Network 2: Connection #2 with independent IP_PORT, connection ID, and instance DB
12.5.2.4 MB_CLIENT example 1: Multiple requests with common TCP connection
Multiple Modbus client requests can be sent over the same connection. To accomplish this,
use the same instance DB, connection ID, and port number.
Only 1 client can be active at any given time. Once a client completes its execution, the next
client begins execution. Your program is responsible for the order of execution.
The example shows both clients writing to the same memory area. Also, a returned error is
captured which is optional.
Network 1: Modbus function 1 - Read 16 output image bits

Communication processor
12.5 Modbus communication
S7-1200 Programmable controller
System Manual, 04/2012, A5E02486680-06 635
Network 2: Modbus function 2 - Read 32 input image bits
12.5.2.5 MB_CLIENT example 2: Multiple requests with different TCP connections
Modbus client requests can be sent over different connections. To accomplish this, different
instance DBs, IP addresses, and connection IDs must be used.
The port number must be different if the connections are established to the same Modbus
server. If the connections are on different servers, there is no port number restriction.
The example shows both clients writing to the same memory area. Also, a returned error is
captured which is optional.
Network 1:
Modbus function 4 - Read input words (in S7-1200 memory)

Communication processor
12.5 Modbus communication
S7-1200 Programmable controller
636 System Manual, 04/2012, A5E02486680-06
Network 2:
Modbus function 3 - Read holding register words (in S7-1200 memory)
12.5.2.6 MB_CLIENT example 3: Output image write request
This example shows a Modbus client request to write the S7-1200 output image.
Network 1: Modbus function 15 - Write S7-1200 output image bits
12.5.2.7 MB_CLIENT example 4: Coordinating multiple requests
You must ensure that each individual Modbus TCP request finishes execution. This
coordination must be provided by your program. The example below shows how the outputs
of the first and second client requests can be used to coordinate execution.

Communication processor
12.5 Modbus communication
S7-1200 Programmable controller
System Manual, 04/2012, A5E02486680-06 637
The example shows both clients writing to the same memory area. Also, a returned error is
captured which is optional.
Network 1: Modbus function 3 - Read holding register words
Network 2: Modbus function 3 - Read holding register words
12.5.3 Modbus RTU
There are two versions of the Modbus RTU instructions available in STEP 7:
● Version 1 was initially available in STEP 7 Basic V10.5.
● Version 2 is available in STEP 7 Basic/Professional V11. The version 2 design adds REQ
and DONE parameters to MB_COMM_LOAD. Also, the MB_ADDR parameter for
MB_MASTER and MB_SLAVE now allows a UInt value for extended addressing.
For compatibility and ease of migration, you can choose which instruction version to insert
into your user program.

Communication processor
12.5 Modbus communication
S7-1200 Programmable controller
638 System Manual, 04/2012, A5E02486680-06
Do not use both 1.x and 2.y instruction versions in the same CPU program. Your program's
Modbus instructions must have the same major version number (1.x, 2.y, or V.z). The
individual instructions within a major version group may have different minor versions (1.x).
Click the icon on the instruction tree task card to enable the headers and columns
of the instruction tree.
To change the version of the Modbus
instructions, select the version from the drop-
down list. You can select the group or
individual instructions.
When you use the instruction tree to place a Modbus instruction in your program, a new FB
instance is created in the project tree. You can see new FB instance in the project tree under
PLC_x > Program blocks > System blocks > Program resources.
To verify the version of a Modbus instruction in a program, you must inspect project tree
properties and not the properties of a box displayed in the program editor. Select a project
tree Modbus FB instance, right-click, select "Properties", and select the "Information" page to
see the Modbus instruction version number.
12.5.3.1 MB_COMM_LOAD
Table 12- 63 MB_COMM_LOAD instruction
LAD / FBD SCL Description
"MB_COMM_LOAD_DB"(
REQ:=_bool_in,
PORT:=_uint_in_,
BAUD:=_udint_in_,
PARITY:=_uint_in_,
FLOW_CTRL:=_uint_in_,
RTS_ON_DLY:=_uint_in_,
RTS_OFF_DLY:=_uint_in_,
RESP_TO:=_uint_in_,
DONE=>_bool_out,
ERROR=>_bool_out_,
STATUS=>_word_out_,
MB_DB:=_fbtref_inout_);
The MB_COMM_LOAD instruction configures a
PtP port for Modbus RTU protocol
communications. Modbus port hardware options:
Install up to three CMs (RS485 or RS232), plus
one CB (R4845). An instance data block is
assigned automatically when you place the
MB_COMM_LOAD instruction in your program.

Communication processor
12.5 Modbus communication
S7-1200 Programmable controller
System Manual, 04/2012, A5E02486680-06 639
Table 12- 64 Data types for the parameters
Parameter and type Data type Description
REQ IN Bool A low to high (positive edge) signal starts the operation.
(Version 2.0 only)
PORT IN Port After you install and configure a CM or CB communication device, the
port identifier appears in the parameter helper drop-list available at the
PORT box connection. The assigned CM or CB port value is the device
configuration property "hardware identifier". The port symbolic name is
assigned in the "System constants" tab of the PLC tag table.
BAUD IN UDInt Baud rate selection:
300, 600, 1200, 2400, 4800, 9600, 19200, 38400, 57600, 76800, 115200,
all other values are invalid
PARITY IN UInt Parity selection:
0 – None
1 – Odd
2 – Even
FLOW_CTRL IN UInt Flow control selection:
0 – (default) no flow control
1 – Hardware flow control with RTS always ON (does not apply to
RS485 ports)
2 – Hardware flow control with RTS switched
RTS_ON_DLY IN UInt RTS ON delay selection:
0 – (default) No delay from RTS active until the first character of the
message is transmitted
1 to 65535 – Delay in milliseconds from RTS active until the first
character of the message is transmitted (does not apply to RS485
ports). RTS delays shall be applied independent of the FLOW_CTRL
selection.
RTS_OFF_DLY IN UInt RTS OFF delay selection:
0 – (default) No delay from the last character transmitted until RTS
goes inactive
1 to 65535 – Delay in milliseconds from the last character transmitted
until RTS goes inactive (does not apply to RS485 ports). RTS delays
shall be applied independent of the FLOW_CTRL selection.
RESP_TO IN UInt Response timeout:
Time in milliseconds allowed by MB_MASTER for the slave to respond. If
the slave does not respond in this time period, MB_MASTER will retry the
request or terminate the request with an error when the specified number
of retries has been sent.
5 ms to 65535 ms (default value = 1000 ms).
MB_DB IN Variant A reference to the instance data block used by the MB_MASTER or
MB_SLAVE instructions. After MB_SLAVE or MB_MASTER is placed in
your program, the DB identifier appears in the parameter helper drop-list
available at the MB_DB box connection.
DONE OUT Bool The DONE bit is TRUE for one scan, after the last request was completed
with no error. (Version 2.0 only)

Communication processor
12.5 Modbus communication
S7-1200 Programmable controller
640 System Manual, 04/2012, A5E02486680-06
Parameter and type Data type Description
ERROR OUT Bool The ERROR bit is TRUE for one scan, after the last request was
terminated with an error. The error code value at the STATUS parameter
is valid only during the single scan where ERROR = TRUE.
STATUS OUT Word Execution condition code
MB_COMM_LOAD is executed to configure a port for the Modbus RTU protocol. Once a port
is configured for the Modbus RTU protocol, it can only be used by either the MB_MASTER or
MB_SLAVE instructions.
One execution of MB_COMM_LOAD must be used to configure each communication port
that is used for Modbus communication. Assign a unique MB_COMM_LOAD instance DB for
each port that you use. You can install up to three communication modules (RS232 or
RS485) and one communication board (RS485) in the CPU. Call MB_COMM_LOAD from a
startup OB and execute it one time or use the first scan system flag (Page 84) to initiate the
call to execute it one time. Only execute MB_COMM_LOAD again if communication
parameters like baud rate or parity must change.
An instance data block is assigned for MB_MASTER or MB_SLAVE when you place these
instructions in your program. This instance data block is referenced when you specify the
MB_DB parameter for the MB_COMM_LOAD instruction.
MB_COMM_LOAD data block variables
The following table shows the public static variables stored in the instance DB for the
MB_COMM_LOAD that can be used in your program.
Table 12- 65 Static variables in the instance DB
Variable Data type Description
ICHAR_GAP Word Delay for Inter-character gap between characters. This parameter is specified
in milliseconds and is used to increase the expected amount of time between
received characters. The corresponding number of bit times for this parameter
is added to the Modbus default of 35 bit times (3.5 character times).
RETRIES Word Number of retries that the master will attempt before returning the no response
error code 0x80C8.
Table 12- 66 MB_COMM_LOAD execution condition codes 1
STATUS (W#16#) Description
0000 No error
8180 Invalid port ID value (wrong port/hardware identifier for communication module)
8181 Invalid baud rate value
8182 Invalid parity value
8183 Invalid flow control value

Communication processor
12.5 Modbus communication
S7-1200 Programmable controller
System Manual, 04/2012, A5E02486680-06 641
STATUS (W#16#) Description
8184 Invalid response timeout value (response timeout less than the 5 ms minimum)
8185 MB_DB parameter is not an instance data block of a MB_MASTER or MB_SLAVE
instruction.
1 In addition to the MB_COMM_LOAD errors listed above, errors can be returned from the underlying PtP communication
instructions.
See also
Point-to-Point instructions (Page 566)
12.5.3.2 MB_MASTER
Table 12- 67 MB_MASTER instruction
LAD / FBD SCL Description
"MB_MASTER_DB"(
REQ:=_bool_in_,
MB_ADDR:=_uint_in_,
MODE:=_usint_in_,
DATA_ADDR:=_udint_in_,
DATA_LEN:=_uint_in_,
DONE=>_bool_out_,
BUSY=>_bool_out_,
ERROR=>_bool_out_,
STATUS=>_word_out_,
DATA_PTR:=_variant_inout_);
The MB_MASTER instruction communicates as a
Modbus master using a port that was configured by
a previous execution of the MB_COMM_LOAD
instruction. An instance data block is assigned
automatically when you place the MB_MASTER
instruction in your program. This MB_MASTER
instance data block is used when you specify the
MB_DB parameter for the MB_COMM_LOAD
instruction.
Table 12- 68 Data types for the parameters
Parameter and type Data type Description
REQ IN Bool 0=No request
1= Request to transmit data to Modbus slave
MB_ADDR IN V1.0: USInt
V2.0: UInt
Modbus RTU station address:
Standard addressing range (1 to 247)
Extended addressing range (1 to 65535)
The value of 0 is reserved for broadcasting a message to all Modbus
slaves. Modbus function codes 05, 06, 15 and 16 are the only function
codes supported for broadcast.
MODE IN USInt Mode Selection: Specifies the type of request (read, write, or diagnostic).
See the Modbus functions table below for details.
DATA_ADDR IN UDInt Starting Address in the slave: Specifies the starting address of the data to
be accessed in the Modbus slave. See the Modbus functions table below
for valid addresses.
DATA_LEN IN UInt Data Length: Specifies the number of bits or words to be accessed in this
request. See the Modbus functions table below for valid lengths.

Communication processor
12.5 Modbus communication
S7-1200 Programmable controller
642 System Manual, 04/2012, A5E02486680-06
Parameter and type Data type Description
DATA_PTR IN Variant Data Pointer: Points to the M or DB address (Standard DB type) for the
data being written or read.
DONE OUT Bool The DONE bit is TRUE for one scan, after the last request was completed
with no error.
BUSY OUT Bool 0 – No MB_MASTER operation in progress
1 – MB_MASTER operation in progress
ERROR OUT Bool The ERROR bit is TRUE for one scan, after the last request was
terminated with an error. The error code value at the STATUS parameter
is valid only during the single scan where ERROR = TRUE.
STATUS OUT Word Execution condition code
Modbus master communication rules
● MB_COMM_LOAD must be executed to configure a port before a MB_MASTER
instruction can communicate with that port.
● If a port is to be used to initiate Modbus master requests, that port should not be used by
MB_SLAVE . One or more instances of MB_MASTER execution can be used with that
port, but all MB_MASTER execution must use the same MB_MASTER instance DB for
that port.
● The Modbus instructions do not use communication interrupt events to control the
communication process. Your program must poll the MB_MASTER instruction for transmit
and receive complete conditions.
● It is recommended that you call all MB_MASTER execution for a given port from a
program cycle OB. Modbus master instructions may execute in only one of the program
cycle or cyclic/time delay execution levels. They must not execute in both execution
priority levels. Pre-emption of a Modbus Master instruction by another Modbus master
instruction in a higher priority execution priority level will result in improper operation.
Modbus master instructions must not execute in the startup, diagnostic or time error
execution priority levels.
● Once a master instruction initiates a transmission, this instance must be continually
executed with the EN input enabled until a DONE=1 state or ERROR=1 state is returned.
A particular MB_MASTER instance is considered active until one of these two events
occurs. While the original instance is active, any call to any other instance with the REQ
input enabled will result in an error. If the continuous execution of the original instance
stops, the request state remains active for a period of time specified by the static variable
Blocked_Proc_Timeout. Once this period of time expires, the next master instruction
called with an enabled REQ input will become the active instance. This prevents a single
Modbus master instance from monopolizing or locking access to a port. If the original
active instance is not enabled within the period of time specified by the static variable
"Blocked_Proc_Timeout", then the next execution by this instance (with REQ not set) will
clear the active state. If (REQ is set), then this execution initiates a new master request
as if no other instance was active.

Communication processor
12.5 Modbus communication
S7-1200 Programmable controller
System Manual, 04/2012, A5E02486680-06 643
REQ parameter
0 = No request; 1 = Request to transmit data to Modbus Slave
You may control this input either through the use of a level or edge triggered contact.
Whenever this input is enabled, a state machine is started to ensure that no other
MB_MASTER using the same instance DB is allowed to issue a request, until the current
request is completed. All other input states are captured and held internally for the current
request, until the response is received or an error detected.
If the same instance of MB_MASTER is executed again with REQ input = 1 before the
completion of the current request, then no subsequent transmissions are made. However,
when the request is completed, a new request is issued whenever MB_MASTER is executed
again with REQ input = 1.
DATA_ADDR and MODE parameters select the Modbus function type
DATA_ADDR (starting Modbus address in the slave): Specifies the starting address of the
data to be accessed in the Modbus slave.
The MB_MASTER instruction uses a MODE input rather than a Function Code input. The
combination of MODE and Modbus address determine the Function Code that is used in the
actual Modbus message. The following table shows the correspondence between parameter
MODE, Modbus function code, and Modbus address range.
Table 12- 69 Modbus functions
MODE Modbus
Function
Data length Operation and data Modbus
Address
0 01 1 to 2000
1 to 1992 1
Read output bits:
1 to (1992 or 2000) bits per request
1 to 9999
0 02 1 to 2000
1 to 1992 1
Read input bits:
1 to (1992 or 2000) bits per request
10001 to 19999
0 03 1 to 125
1 to 124 1
Read Holding registers:
1 to (124 or 125) words per request
40001 to 49999 or
400001 to 465535
0 04 1 to 125
1 to 124 1
Read input words:
1 to (124 or 125) words per request
30001 to 39999
1 05 1 Write one output bit:
One bit per request
1 to 9999
1 06 1 Write one holding register:
1 word per request
40001 to 49999 or
400001 to 465535
1 15 2 to 1968
2 to 1960 1
Write multiple output bits:
2 to (1960 or 1968) bits per request
1 to 9999
1 16 2 to 123
2 to 122 1
Write multiple holding registers:
2 to (122 or 123) words per request
40001 to 49999 or
400001 to 465535
2 15 1 to 1968
2 to 1960 1
Write one or more output bits:
1 to (1960 or 1968) bits per request
1 to 9999
2 16 1 to 123
1 to 122 1
Write one or more holding registers:
1 to (122 or 123) words per request
40001 to 49999 or
400001 to 465535

Communication processor
12.5 Modbus communication
S7-1200 Programmable controller
644 System Manual, 04/2012, A5E02486680-06
MODE Modbus
Function
Data length Operation and data Modbus
Address
11 11 0 Read the slave communication status word and event
counter. The status word indicates busy (0 – not busy,
0xFFFF - busy). The event counter is incremented for
each successful completion of a message.
Both the DATA_ADDR and DATA_LEN operands of
MB_MASTER are ignored for this function.
80 08 1 Check slave status using data diagnostic code 0x0000
(Loopback test – slave echoes the request)
1 word per request
81 08 1 Reset slave event counter using data diagnostic code
0x000A
1 word per request
3 to 10,
12 to 79,
82 to 255
Reserved
1 For "Extended Addressing" mode the maximum data lengths are reduced by 1 byte or 1 word depending upon the data
type used by the function.
DATA_PTR parameter
The DATA_PTR parameter points to the DB or M address that is written to or read from. If
you use a data block, then you must create a global data block that provides data storage for
reads and writes to Modbus slaves.
Note
The DATA_PTR data block type must allow direct addressing
The data block must allow both direct (absolute) and symbolic addressing. When you create
the data block the "Standard" access attribute must be selected.

Communication processor
12.5 Modbus communication
S7-1200 Programmable controller
System Manual, 04/2012, A5E02486680-06 645
Data block structures for the DATA_PTR parameter
● These data types are valid for word reads of Modbus addresses 30001 to 39999, 40001
to 49999, and 400001 to 465536 and also for word writes to Modbus addresses 40001 to
49999 and 400001 to 465536.
– Standard array of WORD, UINT, or INT data types
– Named WORD, UINT, or INT structure where each element has a unique name and
16 bit data type.
– Named complex structure where each element has a unique name and a 16 or 32 bit
data type.
● For bit reads and writes of Modbus addresses 00001 to 09999 and bit reads of 10001 to
19999.
– Standard array of Boolean data types.
– Named Boolean structure of uniquely named Boolean variables..
● Although not required, it is recommended that each MB_MASTER instruction have its
own separate memory area. The reason for this recommendation is that there is a greater
possibility of data corruption if multiple MB_MASTER instructions are reading and writing
to the same memory area.
● There is no requirement that the DATA_PTR data areas be in the same global data block.
You can create one data block with multiple areas for Modbus reads, one data block for
Modbus writes, or one data block for each slave station.
Modbus master data block variables
The following table shows the public static variables stored in the instance DB for
MB_MASTER that can be used in your program.
Table 12- 70 Static variables in the instance DB
Variable Data type Initial value Description
Blocked_Proc_T
imeout
Real 3.0 Amount of time (in seconds) to wait for a blocked Modbus Master instance
before removing this instance as being ACTIVE. This can occur, for example,
when a Master request has been issued and then the program stops calling
the Master function before it has completely finished the request. The time
value must be greater than 0 and less than 55 seconds, or an error occurs.
The default value is .5 seconds.
Extended_Addr
essing
Bool False Configures single or double-byte slave addressing. The default value = 0.
(0=single byte address, 1=double-byte address)
Your program can write values to the Blocked_Proc_Timeout and Extended_Addressing
variables to control Modbus master operations. See the MB_SLAVE topic description of
HR_Start_Offset and Extended_Addressing for an example of how to use these variables in
the program editor and details about Modbus extended addressing (Page 647).

Communication processor
12.5 Modbus communication
S7-1200 Programmable controller
646 System Manual, 04/2012, A5E02486680-06
Condition codes
Table 12- 71 MB_MASTER execution condition codes (communication and configuration errors) 1
STATUS (W#16#) Description
0000 No error
80C8 Slave timeout. Check baud rate, parity, and wiring of slave.
80D1 The receiver issued a flow control request to suspend an active transmission and never re-
enabled the transmission during the specified wait time.
This error is also generated during hardware flow control when the receiver does not assert
CTS within the specified wait time.
80D2 The transmit request was aborted because no DSR signal is received from the DCE.
80E0 The message was terminated because the receive buffer is full.
80E1 The message was terminated as a result of a parity error.
80E2 The message was terminated as a result of a framing error.
80E3 The message was terminated as a result of an overrun error.
80E4 The message was terminated as a result of the specified length exceeding the total buffer size.
8180 Invalid port ID value or error with MB_COMM_LOAD instruction
8186 Invalid Modbus station address
8188 Invalid Mode specified for broadcast request
8189 Invalid Data Address value
818A Invalid Data Length value
818B Invalid pointer to the local data source/destination: Size not correct
818C Invalid pointer for DATA_PTR or invalid Blocked_Proc_Timeout: The data area must be a DB
(that allows both symbolic and direct access) or a M memory.
8200 Port is busy processing a transmit request.
Table 12- 72 MB_MASTER execution condition codes (Modbus protocol errors) 1
STATUS (W#16#) Response code from
slave
Modbus protocol errors
8380 - CRC error
8381 01 Function code not supported
8382 03 Data length error
8383 02 Data address error or address outside the valid range of the
DATA_PTR area
8384 Greater than 03 Data value error
8385 03 Data diagnostic code value not supported (function code 08)
8386 - Function code in the response does not match the code in the request.
8387 - Wrong slave responded
8388 - The slave response to a write request is incorrect. The write request
returned by the slave does not match what the master actually sent.
1 In addition to the MB_MASTER errors listed above, errors can be returned from the underlying PtP communication
instructions.

Communication processor
12.5 Modbus communication
S7-1200 Programmable controller
System Manual, 04/2012, A5E02486680-06 647
See also
Point-to-Point instructions (Page 566)
12.5.3.3 MB_SLAVE
Table 12- 73 MB_SLAVE instruction
LAD / FBD SCL Description
"MB_SLAVE_DB"(
MB_ADDR:=_uint_in_,
NDR=>_bool_out_,
DR=>_bool_out_,
ERROR=>_bool_out_,
STATUS=>_word_out_,
MB_HOLD_REG:=_variant_inout_);
The MB_SLAVE instruction allows your
program to communicate as a Modbus slave
through a PtP port on the CM (RS485 or
RS232) and CB (RS485). When a remote
Modbus RTU master issues a request, your
user program responds to the request by
MB_SLAVE execution. STEP 7 automatically
creates an instance DB when you insert the
instruction. Use this MB_SLAVE_DB name
when you specify the MB_DB parameter for
the MB_COMM_LOAD instruction.
Table 12- 74 Data types for the parameters
Parameter and type Data type Description
MB_ADDR IN V1.0: USInt
V2.0: UInt
The station address of the Modbus slave:
Standard addressing range (1 to 247)
Extended addressing range (0 to 65535)
MB_HOLD_REG IN Variant Pointer to the Modbus Holding Register DB: The Modbus holding
register can be M memory or a data block.
NDR OUT Bool New Data Ready:
0 – No new data
1 – Indicates that new data has been written by the Modbus
master
DR OUT Bool Data Read:
0 – No data read
1 – Indicates that data has been read by the Modbus master
ERROR OUT Bool The ERROR bit is TRUE for one scan, after the last request was
terminated with an error. If execution is terminated with an error,
then the error code value at the STATUS parameter is valid only
during the single scan where ERROR = TRUE.
STATUS OUT Word Execution error code
Modbus communication function codes (1, 2, 4, 5, and 15) can read and write bits and words
directly in the input process image and output process image of the CPU. For these function
codes, the MB_HOLD_REG parameter must be defined as a data type larger than a byte.
The following table shows the example mapping of Modbus addresses to the process image
in the CPU.

Communication processor
12.5 Modbus communication
S7-1200 Programmable controller
648 System Manual, 04/2012, A5E02486680-06
Table 12- 75 Mapping of Modbus addresses to the process image
Modbus functions S7-1200
Codes Function Data area Address range Data area CPU address
01 Read bits Output 1 to 8192 Output Process Image Q0.0 to Q1023.7
02 Read bits Input 10001 to 18192 Input Process Image I0.0 to I1023.7
04 Read words Input 30001 to 30512 Input Process Image IW0 to IW1022
05 Write bit Output 1 to 8192 Output Process Image Q0.0 to Q1023.7
15 Write bits Output 1 to 8192 Output Process Image Q0.0 to Q1023.7
Modbus communication function codes (3, 6, 16) use a Modbus holding register which can
be a M memory address range or a data block. The type of holding register is specified by
the MB_HOLD_REG parameter on the MB_SLAVE instruction.
Note
MB_HOLD_REG data block type
A Modbus holding register data block must allow both direct (absolute) and symbolic
addressing. When you create the data block the "Standard" access attribute must be
selected.
The following table shows examples of Modbus address to holding register mapping that is
used for Modbus function codes 03 (read words), 06 (write word), and 16 (write words). The
actual upper limit of DB addresses is determined by the maximum work memory limit and M
memory limit, for each CPU model.
Table 12- 76 Mapping of Modbus addresses to CPU memory
MB_HOLD_REG parameter examples
Modbus Master
Address MW100 DB10.DBw0 MW120 DB10.DBW50 "Recipe".ingredient
40001 MW100 DB10.DBW0 MW120 DB10.DBW50 "Recipe".ingredient[1]
40002 MW102 DB10.DBW2 MW122 DB10.DBW52 "Recipe".ingredient[2]
40003 MW104 DB10.DBW4 MW124 DB10.DBW54 "Recipe".ingredient[3]
40004 MW106 DB10.DBW6 MW126 DB10.DBW56 "Recipe".ingredient[4]
40005 MW108 DB10.DBW8 MW128 DB10.DBW58 "Recipe".ingredient[5]
Table 12- 77 Diagnostic functions
S7-1200 MB_SLAVE Modbus diagnostic functions
Codes Sub-function Description
08 0000H Return query data echo test: The MB_SLAVE will echo back to a Modbus master a
word of data that is received.

Communication processor
12.5 Modbus communication
S7-1200 Programmable controller
System Manual, 04/2012, A5E02486680-06 649
S7-1200 MB_SLAVE Modbus diagnostic functions
08 000AH Clear communication event counter: The MB_SLAVE will clear out the communication
event counter that is used for Modbus function 11.
11 Get communication event counter: The MB_SLAVE uses an internal communication
event counter for recording the number of successful Modbus read and write requests
that are sent to the Modbus slave. The counter does not increment on any Function 8,
Function 11, or broadcast requests. It is also not incremented on any requests that
result in a communication error (for example, parity or CRC errors).
The MB_SLAVE instruction supports broadcast write requests from any Modbus master as
long as the request is for accessing valid addresses. MB_SLAVE will produce error code
0x8188 for function codes not supported in broadcast.
Modbus slave communication rules
● MB_COMM_LOAD must be executed to configure a port, before a MB_SLAVE instruction
can communicate through that port.
● If a port is to respond as a slave to a Modbus master, then do not program that port with
the MB_MASTER instruction.
● Only one instance of MB_SLAVE can be used with a given port, otherwise erratic
behavior may occur.
● The Modbus instructions do not use communication interrupt events to control the
communication process. Your program must control the communication process by
polling the MB_SLAVE instruction for transmit and receive complete conditions.
● The MB_SLAVE instruction must execute periodically at a rate that allows it to make a
timely response to incoming requests from a Modbus master. It is recommended that you
execute MB_SLAVE every scan from a program cycle OB. Executing MB_SLAVE from a
cyclic interrupt OB is possible, but is not recommended because of the potential for
excessive time delays in the interrupt routine to temporarily block the execution of other
interrupt routines.

Communication processor
12.5 Modbus communication
S7-1200 Programmable controller
650 System Manual, 04/2012, A5E02486680-06
Modbus signal timing
MB_SLAVE must be executed periodically to receive each request from the Modbus master
and then respond as required. The frequency of execution for MB_SLAVE is dependent
upon the response timeout period of the Modbus master. This is illustrated in the following
diagram.
6WDUW
LQWHUYDO FKDUDFWHUWLPHV
0DVWHUVHQGV
5HVSRQVH
GHOD\WLPH
6ODYHVHQGV
5HVSRQVH
WLPHRXWSHULRG
6WDUW
LQWHUYDO
$'5 )& 'DWD &5&
&5&
$'5
$'5 )& 'DWD &5&
The response timeout period RESP_TO is the amount of time a Modbus master waits for the
start of a response from a Modbus slave. This time period is not defined by the Modbus
protocol, but is a parameter of each Modbus master. The frequency of execution (the time
between one execution and the next execution) of MB_SLAVE must be based on the
particular parameters of your Modbus master. At a minimum, you should execute
MB_SLAVE twice within the response timeout period of the Modbus master.
Modbus slave variables
This table shows the public static variables stored in the MB_SLAVE instance data block that
can be used in your program
Table 12- 78 Modbus slave variables
Variable Data type Description
HR_Start_Offset Word Specifies the starting address of the Modbus Holding register (default = 0)
Extended_Addressing Bool Configures single or double-byte slave addressing
(0=single byte address, 1=double-byte address, default = 0)
Request_Count Word The number of all requests received by this slave
Slave_Message_Count Word The number of requests received for this specific slave
Bad_CRC_Count Word The number of requests received that have a CRC error
Broadcast_Count Word The number of broadcast requests received
Exception_Count Word Modbus specific errors that require a returned exception
Success_Count Word The number of requests received for this specific slave that have no protocol
errors
Your program can write values to the HR_Start_Offset and Extended_Addressing variables
and control Modbus slave operations. The other variables can be read to monitor Modbus
status.

Communication processor
12.5 Modbus communication
S7-1200 Programmable controller
System Manual, 04/2012, A5E02486680-06 651
HR_Start_Offset
Modbus holding register addresses begin at 40001 or 400001. These addresses correspond
to the beginning PLC memory address of the holding register. However, you can configure
the "HR_Start_Offset" variable to start the beginning Modbus holding register address at
another value instead of 40001 or 400001.
For example, if the holding register is configured to start at MW100 and is 100 words long.
An offset of 20 specifies a beginning holding register address of 40021 instead of 40001.
Any address below 40021 and above 400119 will result in an addressing error.
Table 12- 79 Example of Modbus holding register addressing
HR_Start_Offset Address Minimum Maximum
Modbus address (Word) 40001 40099 0
S7-1200 address MW100 MW298
Modbus address (Word) 40021 40119 20
S7-1200 address MW100 MW298
HR_Start_Offset is a word value that specifies the starting address of the Modbus holding
register and is stored in the MB_SLAVE instance data block. You can set this public static
variable value by using the parameter helper drop-list, after MB_SLAVE is placed in your
program.
For example, after MB_SLAVE is placed in a LAD network, you can go to a previous network
and assign the HR_Start_Offset value. The value must be assigned prior to execution of
MB_SLAVE.
Entering a Modbus slave variable using the
default DB name:
1. Set the cursor in the parameter field and
type an m character.
2. Select "MB_SLAVE_DB" from the drop-list.
3. Set the cursor at the right side of the DB
name (after the quote character) and enter
a period character.
4. Select "MB_SLAVE_DB.HR_Start_Offset"
from the drop list.

Communication processor
12.5 Modbus communication
S7-1200 Programmable controller
652 System Manual, 04/2012, A5E02486680-06
Extended_Addressing
The Extended_Addressing variable is accessed in a similar way as the HR_Start_Offset
reference discussed above except that the Extended_Addressing variable is a boolean
value. The boolean value must be written by an output coil and not a move box.
Modbus slave addressing can be configured to be either a single byte (which is the Modbus
standard) or double byte. Extended addressing is used to address more than 247 devices
within a single network. Selecting extended addressing allows you to address a maximum of
64000 addresses. A Modbus function 1 frame is shown below as an example.
Table 12- 80 Single-byte slave address (byte 0)
Function 1 Byte 0 Byte 1 Byte 2 Byte 3 Byte 4 Byte 5
Request Slave addr. F code Start address Length of coils
Valid Response Slave addr. F code Length Coil data
Error response Slave addr. 0x81 E code
Table 12- 81 Double-byte slave address (byte 0 and byte 1)
Byte 0 Byte 1 Byte 2 Byte 3 Byte 4 Byte 5 Byte 6
Request Slave address F code Start address Length of coils
Valid Response Slave address F code Length Coil data
Error response Slave address 0x81 E code
Condition codes
Table 12- 82 MB_SLAVE execution condition codes (communication and configuration errors) 1
STATUS (W#16#) Description
80D1 The receiver issued a flow control request to suspend an active transmission and never re-
enabled the transmission during the specified wait time.
This error is also generated during hardware flow control when the receiver does not assert
CTS within the specified wait time.
80D2 The transmit request was aborted because no DSR signal is received from the DCE.
80E0 The message was terminated because the receive buffer is full.
80E1 The message was terminated as a result of a parity error.
80E2 The message was terminated as a result of a framing error.
80E3 The message was terminated as a result of an overrun error.
80E4 The message was terminated as a result of the specified length exceeding the total buffer
size.
8180 Invalid port ID value or error with MB_COMM_LOAD instruction
8186 Invalid Modbus station address
8187 Invalid pointer to MB_HOLD_REG DB: Area is too small
818C Invalid MB_HOLD_REG pointer to M memory or DB (DB area must allow both symbolic and
direct address)

Communication processor
12.5 Modbus communication
S7-1200 Programmable controller
System Manual, 04/2012, A5E02486680-06 653
Table 12- 83 MB_SLAVE execution condition codes (Modbus protocol errors) 1
STATUS (W#16#) Response code from
slave
Modbus protocol errors
8380 No response CRC error
8381 01 Function code not supported or not supported within broadcasts
8382 03 Data length error
8383 02 Data address error or address outside the valid range of the
DATA_PTR area
8384 03 Data value error
8385 03 Data diagnostic code value not supported (function code 08)
1 In addition to the MB_SLAVE errors listed above, errors can be returned from the underlying PtP communication
instructions.
See also
Point-to-Point instructions (Page 566)
12.5.3.4 Modbus RTU master example program
MB_COMM_LOAD is initialized during start-up by using the first scan flag. Execution of
MB_COMM_LOAD in this manner should only be done when the serial port configuration will
not change at runtime.
Network 1 Initialize the RS485 module parameters only once during the first scan.
One MB_MASTER instruction is used in the program cycle OB to communicate with a single
slave. Additional MB_MASTER instructions can be used in the program cycle OB to
communicate with other slaves, or one MB_MASTER FB could be re-used to communicate
with additional slaves.

Communication processor
12.5 Modbus communication
S7-1200 Programmable controller
654 System Manual, 04/2012, A5E02486680-06
Network 2 Read 100 words from the slave holding register.
Network 3 This is an optional network that just shows the values of the first 3 words once the
read operation is done.
Network 4 Write 64 bits to the output image register starting at slave address Q2.0.
12.5.3.5 Modbus RTU slave example program
MB_COMM_LOAD shown below is initialized each time "Tag_1" is enabled.
Execution of MB_COMM_LOAD in this manner should only be done when the serial port
configuration will change at runtime, as a result of HMI configuration.

Communication processor
12.6 Telecontrol and TeleService with the CP 1242-7
S7-1200 Programmable controller
System Manual, 04/2012, A5E02486680-06 655
Network 1 Initialize the RS485 module parameters each time they are changed by an HMI
device.
MB_SLAVE shown below is placed in a cyclic OB that is executed every 10ms. While this
does not give the absolute fastest response by the slave, it does provide good performance
at 9600 baud for short messages (20 bytes or less in the request).
Network 2 Check for Modbus master requests during each scan. The Modbus holding
register is configured for 100 words starting at MW1000.
12.6 Telecontrol and TeleService with the CP 1242-7
12.6.1 Connection to a GSM network
IP-based WAN communication via GPRS
Using the CP 1242-7 communications processor, the S7-1200 can be connected to GSM
networks. The CP 1242-7 allows WAN communication from remote stations with a control
center and inter-station communication.
Inter-station communication is possible only via a GSM network. For communication
between a remote station and a control room, the control center must have a PC with
Internet access.

Communication processor
12.6 Telecontrol and TeleService with the CP 1242-7
S7-1200 Programmable controller
656 System Manual, 04/2012, A5E02486680-06
The CP 1242-7 supports the following services for communication via the GSM network:
● GPRS (General Packet Radio Service)
The packet-oriented service for data transmission "GPRS" is handled via the GSM
network.
● SMS (Short Message Service)
The CP 1242-7 can receive and send SMS messages. The communications partner can
be a mobile phone or an S7-1200.
The CP 1242-7 is suitable for use in industry worldwide and supports the following frequency
bands:
● 850 MHz
● 900 MHz
● 1 800 MHz
● 1 900 MHz
Requirements
The equipment used in the stations or the control center depends on the particular
application.
● For communication with or via a central control room, the control center requires a PC
with Internet access.
● Apart from the station equipment, a remote S7-1200 station with a CP 1242-7 must meet
the following requirements to be able to communicate via the GSM network:
– A contract with a suitable GSM network provider
If GPRS is used, the contract must allow the use of the GPRS service.
If there is to be direct communication between stations only via the GSM network, the
GSM network provider must assign a fixed IP address to the CPs. In this case,
communication between stations is not via the control center.
– The SIM card belonging to the contract
The SIM card is inserted in the CP 1242-7.
– Local availability of a GSM network in the range of the station

Communication processor
12.6 Telecontrol and TeleService with the CP 1242-7
S7-1200 Programmable controller
System Manual, 04/2012, A5E02486680-06 657
12.6.2 Applications of the CP 1242-7
The CP 1242-7 can be used for the following applications:
Telecontrol applications
● Sending messages by SMS
Via the CP 1242-7, the CPU of a remote S7-1200 station can receive SMS messages
from the GSM network or send messages by SMS to a configured mobile phone or an
S7-1200.
● Communication with a control center
Remote S7-1200 stations communicate via the GSM network and the Internet with a
telecontrol server in the master station. For data transfer using GPRS, the
"TELECONTROL SERVER BASIC" application is installed on the telecontrol server in the
master station. The telecontrol server communicates with a higher-level central control
system using the integrated OPC server function.
● Communication between S7-1200 stations via a GSM network
Communication between remote stations with a CP 1242-7 can be handled in two
different ways:
– Inter-station communication via a master station
In this configuration, a permanent secure connection between S7-1200 stations that
communicate with each other and the telecontrol server is established in the master
station. Communication between the stations is via the telecontrol server. The
CP 1242-7 operates in "Telecontrol" mode.
– Direct communication between the stations
For direct communication between stations without the detour via the master station,
SIM cards with a fixed IP address are used that allow the stations to address each
other directly. The possible communications services and security functions (for
example VPN) depend on what is offered by the network provider. The CP 1242-7
operates in "GPRS direct" mode.
TeleService via GPRS
A TeleService connection can be established between an engineering station with STEP 7
and a remote S7-1200 station with a CP 1242-7 via the GSM network and the Internet. The
connection runs from the engineering station via a telecontrol server or a TeleService
gateway that acts as an intermediary forwarding frames and establishing the authorization.
These PCs use the functions of the "TELECONTROL SERVER BASIC" application.
You can use the TeleService connection for the following purposes:
● Downloading configuration or program data from the STEP 7 project to the station
● Querying diagnostics data on the station

Communication processor
12.6 Telecontrol and TeleService with the CP 1242-7
S7-1200 Programmable controller
658 System Manual, 04/2012, A5E02486680-06
12.6.3 Other properties of the CP
Other services and functions of the CP 1242-7
● Time-of-day synchronization of the CP via the Internet
You can set the time on the CP as follows:
– In "Telecontrol" mode, the time of day is transferred by the telecontrol server. The CP
uses this to set its time.
– In "GPRS direct" mode, the CP can request the time using SNTP.
To synchronize the CPU time, you can read out the current time from the CP using a
block.
● Interim buffering of messages to be sent if there are connection problems
● Increased availability thanks to the option of connecting to a substitute telecontrol server
● Optimized data volume (temporary connection)
As an alternative to a permanent connection to the telecontrol server, the CP can be
configured in STEP 7 with a temporary connection to the telecontrol server. In this case,
a connection to the telecontrol server is established only when required.
● Logging the volume of data
The volumes of data transferred are logged and can be evaluated for specific purposes.
Configuration and module replacement
To configure the module, the following configuration tool is required:
STEP 7 version V11.0 SP1 or higher
For STEP 7 V11.0 SP1, you also require support package "CP 1242-7" (HSP0003001).
For process data transfer using GPRS, use the telecontrol communications instructions in
the user program of the station.
The configuration data of the CP 1242-7 is stored on the local CPU. This allows simple
replacement of the CP when necessary.
You can insert up to three modules of the CP 1242-7 type per S7-1200. This, for example,
allows redundant communications paths to be established.
Electrical connections
● Power supply of the CP 1242-7
The CP has a separate connection for the external 24 VDC power supply.
● Wireless interface for the GSM network
An extra antenna is required for GSM communication. This is connected via the SMA
socket of the CP.

Communication processor
12.6 Telecontrol and TeleService with the CP 1242-7
S7-1200 Programmable controller
System Manual, 04/2012, A5E02486680-06 659
Further information
The CP 1242-7 manual contains detailed information. You will find this on the Internet on the
pages of Siemens Industrial Automation Customer Support under the following entry ID:
42330276 (http://support.automation.siemens.com/WW/view/en/42330276)
12.6.4 Accessories
The ANT794-4MR GSM/GPRS antenna
The following antennas are available for use in GSM/GPRS networks and can be installed
both indoors and outdoors:
● Quadband antenna ANT794-4MR
Figure 12-1 ANT794-4MR GSM/GPRS antenna
Short name Order no. Explanation
ANT794-4MR 6NH9 860-1AA00 Quadband antenna (900, 1800/1900 MHz, UMTS);
weatherproof for indoor and outdoor areas; 5 m
connecting cable connected permanently to the
antenna; SMA connector, including installation
bracket, screws, wall plugs
● Flat antenna ANT794-3M
Figure 12-2 Flat antenna ANT794-3M

Communication processor
12.6 Telecontrol and TeleService with the CP 1242-7
S7-1200 Programmable controller
660 System Manual, 04/2012, A5E02486680-06
Short name Order no. Explanation
ANT794-3M 6NH9 870-1AA00 Flat antenna (900, 1800/1900 MHz); weatherproof
for indoor and outdoor areas; 1.2 m connecting cable
connected permanently to the antenna; SMA
connector, including adhesive pad, screws mounting
possible
The antennas must be ordered separately.
Further information
You will find detailed information in the device manual. You will find this on the Internet on
the pages of Siemens Industrial Automation Customer Support under the following entry ID:
23119005 (http://support.automation.siemens.com/WW/view/en/23119005)
12.6.5 Configuration examples for telecontrol
Below, you will find several configuration examples for stations with a CP 1242-7.
Sending messages by SMS
6WDWLRQ
6ಣZLWK
&3"ಣ
0RELOHSKRQH
RU6ಣVWDWLRQ
*356
Figure 12-3 Sending messages by SMS from an S7-1200 station
A SIMATIC S7-1200 with a CP 1242-7 can send messages by SMS to a mobile phone or a
configured S7-1200 station.

Communication processor
12.6 Telecontrol and TeleService with the CP 1242-7
S7-1200 Programmable controller
System Manual, 04/2012, A5E02486680-06 661
Telecontrol by a control center
6WDWLRQ
6ಣZLWK
&3ಣ
6ಣZLWK
&3ಣ
6WDWLRQ
'6/URXWHU
7HOHFRQWUROVHUYHUZLWK
DSSOLFDWLRQ
7(/(&21752/
6(59(5%$6,&
,QWHUQHW
&RQWUROFHQWHU
6ಣZLWK
0'
6WDWLRQ
*356
,QGXVWULDO(WKHUQHW
Figure 12-4 Communication between S7-1200 stations and a control center
In telecontrol applications, SIMATIC S7-1200 stations with a CP 1242-7 communicate with a
control center via the GSM network and the Internet. The "TELECONTROL SERVER
BASIC" (TCSB) application is installed on the telecontrol server in the master station. This
results in the following use cases:
● Telecontrol communication between station and control center
In this use case, data from the field is sent by the stations to the telecontrol server in the
master station via the GSM network and Internet. The telecontrol server is used to
monitor remote stations.
● Communication between a station and a control room with OPC client
As in the first case, the stations communicate with the telecontrol server. Using its
integrated OPC server, the telecontrol server exchanges data with the OPC client of the
control room.
The OPC client and telecontrol server can be located on a single computer, for example
when TCSB is installed on a control center computer with WinCC.
● Inter-station communication via a control center
Inter-station communication is possible with S7 stations equipped with a CP 1242-7.
To allow inter-station communication, the telecontrol server forwards the messages of the
sending station to the receiving station.

Communication processor
12.6 Telecontrol and TeleService with the CP 1242-7
S7-1200 Programmable controller
662 System Manual, 04/2012, A5E02486680-06
Direct communication between stations
&3ZLWKIL[HG
,3DGGUHVV
&3ZLWKIL[HG
,3DGGUHVV
6WDWLRQ
6ಣZLWK
&3"ಣ
6ಣZLWK
&3"ಣ
6WDWLRQ
1HWZRUNSURYLGHUDVVLJQVIL[HG
,3DGGUHVVHV
*356
Figure 12-5 Direct communication between two S7-1200 stations
In this configuration, two SIMATIC S7-1200 stations communicate directly with each other
using the CP 1242-7 via the GSM network. Each CP 1242-7 has a fixed IP address. The
relevant service of the GSM network provider must allow this.
TeleService via GPRS
In TeleService via GPRS, an engineering station on which STEP 7 is installed communicates
via the GSM network and the Internet with the CP 1242-7 in the S7-1200.
Since a firewall is normally closed for connection requests from the outside, a switching
station between the remote station and the engineering station is required. This switching
station can be a telecontrol server or, if there is no telecontrol server in the configuration, a
TeleService gateway.

Communication processor
12.6 Telecontrol and TeleService with the CP 1242-7
S7-1200 Programmable controller
System Manual, 04/2012, A5E02486680-06 663
TeleService with telecontrol server
The connection runs via the telecontrol server.
● The engineering station and telecontrol server are connected via the Intranet (LAN) or
Internet.
● The telecontrol server and remote station are connected via the Internet and via the GSM
network.
The engineering station and telecontrol server can also be the same computer; in other
words, STEP 7 and TCSB are installed on the same computer.
6WDWLRQ
6ಣZLWK
&3ಣ
(QJLQHHULQJVWDWLRQ
ZLWK67(3
'6/URXWHU
,QWHUQHW
7HOHFRQWUROVHUYHUZLWKDSSOLFDWLRQ
7(/(&21752/6(59(5%$6,&
*356
,QGXVWULDO(WKHUQHW
Figure 12-6 TeleService via GPRS in a configuration with telecontrol server

Communication processor
12.6 Telecontrol and TeleService with the CP 1242-7
S7-1200 Programmable controller
664 System Manual, 04/2012, A5E02486680-06
TeleService without a telecontrol server
The connection runs via the TeleService gateway.
The connection between the engineering station and the TeleService gateway can be local
via a LAN or via the Internet.
6WDWLRQ
6ಣZLWK
&3"ಣ
(QJLQHHULQJVWDWLRQ
ZLWK67(3"
'6/URXWHU
,QWHUQHW
7HOH6HU YLFHJDWHZD\
(QJLQHHULQJVWDWLRQ
ZLWK67(3"
*356
,QGXVWULDO(WKHUQHW
Figure 12-7 TeleService via GPRS in a configuration with TeleService gateway

S7-1200 Programmable controller
System Manual, 04/2012, A5E02486680-06 665
Teleservice communication (SMTP email) 13
13.1 TM_Mail transfer email instruction
Table 13- 1 TM_MAIL instruction
LAD / FBD SCL Description
"TM_MAIL_DB"(
REQ:=_bool_in_,
ID:=_int_in_,
TO_S:=_string_in_,
CC:=_string_in_,
SUBJECT:=_string_in_,
TEXT:= _string_in_,
ATTACHMENT:=_variant_in_,
BUSY=>_bool_out_,
DONE=>_bool_out_,
ERROR=>_bool_out_,
STATUS=>_word_out_,);
The TM_MAIL instruction sends an email
message using the SMTP (Simple Mail
Transfer Protocol) over TCP/IP via the
CPU Industrial Ethernet connection. Where
Ethernet-based Internet connectivity is not
available, an optional Teleservice adapter
can be used for connection with telephone
land lines. TM_MAIL executes
asynchronously and the job extends over
multiple TM_MAIL calls. When you call
TM_MAIL, you must assign an instance
DB. The instance DB retentive attribute
must not be set. This ensures that the
instance DB is initialized in the transition of
the CPU from STOP to RUN and that a
new TM_MAIL operation can be triggered.
1 STEP 7 automatically creates the instance DB when you insert the instruction.
You start sending an email with a positive edge change from 0 to 1, at input parameter REQ.
The following table shows the relationship between BUSY, DONE and ERROR. You can
monitor the progress of TM_MAIL execution and detect completion, by evaluating these
parameters in successive calls.
The output parameters DONE, ERROR, STATUS, and SFC_STATUS are valid for only one
cycle, when the state of the output parameter BUSY changes from 1 to 0. Your program
logic must save temporary output state values, so you can detect state changes in
subsequent program execution cycles.
Table 13- 2 Interaction of the Done, Busy and Error parameters
DONE BUSY ERROR Description
Irrelevant 1 Irrelevant Job is in progress.
1 0 0 The job was completed successfully.
0 0 1 The job was terminated with an error. For the cause of the error, refer to the
STATUS parameter.
0 0 0 No job in progress

Teleservice communication (SMTP email)
13.1 TM_Mail transfer email instruction
S7-1200 Programmable controller
666 System Manual, 04/2012, A5E02486680-06
If the CPU is changed to STOP mode while TM_MAIL is active, then the communication
connection to the email server is terminated. The communication connection to the email
server is also lost if problems occur in CPU communication on the Industrial Ethernet bus. In
these cases, the send process is suspended and the email does not reach the recipient.
CAUTION
Modifiying user programs
Only change the parts of your user program that directly affect the TM_MAIL calls in the
following cases:
The CPU in the STOP mode
No email is sent (REQ and BUSY = 0)
This refers, in particular, to the deletion and replacement of program blocks, the calls to
TM_MAIL, or calls to the instance DBs of TM_MAIL.
If you fail to maintain linked program blocks, then the TPC/IP communication functions can
enter an undefined state. After transferring a modified program block, you must perform a
CPU restart (warm) or cold start.
Data consistency
The input parameter ADDR_MAIL_SERVER is read when the operation is started. A new
value does not take effect until the current operation is complete and a new TM_MAIL
operation is initiated.
In contrast, the parameters WATCH_DOG_TIME, TO_S, CC, FROM, SUBJECT, TEXT,
ATTACHMENT, USERNAME and PASSWORD are read during the execution of TM_MAIL
and may be changed only when the job is finished (BUSY = 0)
Dial-up connection: Configuring the TS adapter IE parameters
You must configure the Teleservice adapter IE parameters for outgoing calls to connect with
the dial-up server of your Internet Service Provider. If you set the call "on demand" attribute,
then the connection is established only when an e-mail will be sent. For an analog modem
connection, more time is required for the connection process (approx. a minute longer). You
must include the extra time, in the WATCH_DOG_TIME value.
Table 13- 3 Data types for the parameters
Parameter and type Data types Description
REQ IN Bool A low to high (positive edge) signal starts the operation.
ID IN Int Connection identifier: See the ID parameter of the
instructions TCON, TDISCON, TSEND and TRCV.
A number that is not used for any additional instances of this
instruction in the user program must be used.
TO_S IN String Recipient addresses: STRING data with a maximum length
of 240 characters

Teleservice communication (SMTP email)
13.1 TM_Mail transfer email instruction
S7-1200 Programmable controller
System Manual, 04/2012, A5E02486680-06 667
Parameter and type Data types Description
CC IN String CC copy to recipient addresses (optional): STRING data
with a maximum length of 240 characters
SUBJECT IN String Subject name of the email: STRING data with a maximum
length 240 characters.
TEXT IN String Text message of the email (optional): STRING data with a
maximum length of 240 characters.
If this parameter is an empty string, then the email will be
sent without message text.
ATTACHMENT IN Variant Pointer to email attachment data: Byte, word, or double
word data with a maximum length of 65534 bytes.
If no value is assigned, then the email sent without an
attachment.
DONE OUT Bool 0 - Job not yet started or still executing.
1 - Job was executed error-free.
BUSY OUT Bool 0 - No operation in progress
1- Operation in progress
ERROR OUT Bool The ERROR bit =1 for one scan, after the last request was
terminated with an error. The error code value at the
STATUS output is valid only during the single scan where
ERROR = 1.
STATUS OUT Word Return value or error information of the TM_MAIL
instruction.
ADDR_MAIL_SERVER 1 Static DWord IP address of the mail server: You must assign each IP
address fragment as an octet of two 4-bit hexadecimal
characters. If the IP address fragment = decimal value 10
which equals hexadecimal value A, then you must enter
"0A" for that octet.
For example: IP address = 192.168.0.10
ADDR_MAIL_SERVER = DW#16#C0A8000A, where:
192 = 16#C0,
168 =16#A8
0 = 16#00
10 = 16#0A
WATCH_DOG_TIME 1 Static Time The maximum time allowed for TM_MAIL to establish a
server connection. If this time is exceeded, then TM_MAIL
execution ends with an error.
The actual time delay until TM_MAIL ends and the error is
issued may exceed the WATCH_DOG_TIME, because of
the additional time required for the disconnect operation.
At first you should set a time of 2 minutes. This time can be
much smaller for an ISDN phone connection.
USERNAME 1 Static String Mail account user name: STRING data with a maximum
length 180 characters.
PASSWORD 1 Static String Mail server password: STRING data with a maximum length
180 characters.

Teleservice communication (SMTP email)
13.1 TM_Mail transfer email instruction
S7-1200 Programmable controller
668 System Manual, 04/2012, A5E02486680-06
Parameter and type Data types Description
FROM 1 Static String Sender address: STRING with a maximum length of 240
characters
SFC_STATUS 1 Static Word Execution condition code of the called communication
blocks
1 The values of these parameters are not modified at every call of TM_MAIL. The values are assigned in the TM_MAIL
instance data block and are only referenced once, on the first call of TM_MAIL.
SMTP authentication
TM_MAIL supports the SMTP AUTH LOGIN authentication method. For information on this
authentication method, please refer to the manual of the mail server or the website of your
internet service provider.
The AUTH LOGIN authentication method uses the TM_MAIL USERNAME and PASSWORD
parameters to connect with the mail server. The user name and password must be
previously set up on an email account at an email server.
If no value is assigned for the USERNAME parameter, then the AUTH LOGIN authentication
method is not used and the email is sent without authentication.
TO_S:, CC:, and FROM: parameters
The parameters TO_S:, CC: and FROM: are strings, as shown in the following examples:
TO_S: <wenna@mydomain.com>, <ruby@mydomain.com>,
CC: <admin@mydomain.com>, <judy@mydomain.com>,
FROM: <admin@mydomain.com>
The following rules must be used when entering these character strings:
● The characters "TO_S:", "CC:" and "FROM:" must be entered, including the colon
character.
● A space character and an opening angle bracket "<" must precede each address. For
example, there must be a space character between "TO_S:" and <email address>.
● A closing angle bracket ">" must be entered after each address.
● A comma character "," must be entered after each email address for the TO_S: and CC:
addresses. For example, the comma after the single email address is required in "TO_S:
<email address>,".
● Only one email address may be used for the FROM: entry, with no comma at the end.
Because of run-time mode and memory usage, a syntax check is not performed on the
TM_MAIL TO_S:, CC: and FROM: data. If the format rules above are not followed exactly.
The SMTP email server transaction will fail.

Teleservice communication (SMTP email)
13.1 TM_Mail transfer email instruction
S7-1200 Programmable controller
System Manual, 04/2012, A5E02486680-06 669
STATUS and SFC_STATUS parameters
The execution condition codes returned by TM_MAIL can be classified as follows:
● W#16#0000: Operation of TM_MAIL was completed successfully
● W#16#7xxx: Status of TM_MAIL operation
● W#16#8xxx: An error in an internal call to a communication device or the mail server
The following table shows the execution condition codes of TM_MAIL with the exception of
the error codes from internally called communication modules.
Note
Email server requirements
TM_MAIL can only communicate with an email server using SMTP via port 25. The assigned
port number cannot be changed.
Most IT departments and external email servers now block port 25 to prevent a PC infected
with a virus from becoming a rogue email generator.
You can connect to an internal mail server via SMTP and let the internal server manage the
current security enhancements that are required to relay email through the Internet to an
external mail server.
Internal email server configuration example
If you use Microsoft Exchange as an internal mail server, then you can configure the server
to allow SMTP access from the IP address assigned the S7-1200 PLC. Configure the
Exchange management console: Server configuration > Hub transport > Receive connectors
> IP relay. On the Network tab, there is a box named "Receive mail from remote servers that
have these IP addresses". This is where you put the IP address of the PLC that is executing
the TM_MAIL instruction. No authentication is required for this type of connection with an
internal Microsoft Exchange server.
Email server configuration
TM_MAIL can only use an email server that allows port 25 communication, SMTP, and
AUTH LOGIN authentication (optional).
Configure a compatible email server account to accept remote SMTP log in. Then edit the
instance DB for TM_MAIL to put in the TM_MAIL USERNAME and PASSWORD character
strings that are used to authenticate the connection with your email account.

Teleservice communication (SMTP email)
13.1 TM_Mail transfer email instruction
S7-1200 Programmable controller
670 System Manual, 04/2012, A5E02486680-06
Table 13- 4 Condition codes
STATUS
(W#16#...):
SFC_STATUS
(W#16#...):
Description
0000 - The TM_MAIL operation completed without error. This zero STATUS code does
not guarantee that an email was actually sent (See the first item in the note
following this table).
7001 - TM_MAIL is active (BUSY = 1).
7002 7002 TM_MAIL is active (BUSY = 1).
8xxx xxxx The TM_MAIL operation was completed with an error in the internal
communication instruction calls. For more information about the SFC_STATUS
parameter, see the descriptions of the STATUS parameter of the underlying
PROFINET open user communication instructions.
8010 xxxx Failed to connect: For more information about the SFC_STATUS parameter, see
the STATUS parameter of the TCON instruction.
8011 xxxx Error sending data: For more information about SFC_STATUS parameter ,see
the STATUS parameter of the TSEND instruction.
8012 xxxx Error while receiving data: For more information about the SFC_STATUS
parameter, see the STATUS parameter descriptions of the TRCV instruction.
8013 xxxx Failed to connect: For more information for evaluating the SFC_STATUS
parameter, see the STATUS parameter descriptions of the TCON and TDISCON
instructions.
8014 - Failed to connect: You may have entered an incorrect mail server IP address
(ADDR_MAIL_SERVER) or too little time (WATCH_DOG_TIME) for the
connection. It is also possible that the CPU has no connection to the network or
the CPU configuration is incorrect.
82xx, 84xx,
85xx
- The error message comes from the mail server and corresponds to error number
"8" of the SMTP protocol. See the second item in the note following this table.
8450 - Operation does not run: Mailbox is not available; try again later.
8451 - Operation aborted: Local error in processing, .try again later
8500 - Command syntax error: The cause may be that the email server does not
support the LOGIN authentication process. Check the parameters of TM_MAIL.
Try to send an email without authentication. Try replacing the parameter
USERNAME with an empty string.
8501 - Syntax error: Incorrect parameter or argument; you may have typed an incorrect
address in the TO_S or CC parameters.
8502 - Command is unknown or not implemented: Check your entries, especially the
parameter FROM. Perhaps this is incomplete and you have omitted the "@" or
"." characters.
8535 - SMTP authentication is incomplete. You may have entered an incorrect
username or password.
8550 - The mail server cannot be reached, or you have no access rights. You may have
entered an incorrect username or password or of your mail server does not
support log in access. Another cause of this error could be an erroneous entry of
the domain name after the "@" character in the TO_S or CC parameters.
8552 - Operation aborted: Exceeded the allocated memory size; try again later.
8554 - Transmission failed: Try again later.

Teleservice communication (SMTP email)
13.1 TM_Mail transfer email instruction
S7-1200 Programmable controller
System Manual, 04/2012, A5E02486680-06 671
Note
Possible unreported email transmission errors
Incorrect entry of a recipient address does not generate a STATUS error for TM_MAIL. In
this case, there is no guarantee that additional recipients (with correct email addresses),
will receive the email.
More information on SMTP error codes can be found on the internet or in the error
documentation for the mail server. You can also read the last error message from the
mail server. The error message in stored in buffer1parameter of the instance DB for
TM_MAIL.

Teleservice communication (SMTP email)
13.1 TM_Mail transfer email instruction
S7-1200 Programmable controller
672 System Manual, 04/2012, A5E02486680-06

S7-1200 Programmable controller
System Manual, 04/2012, A5E02486680-06 673
Online and diagnostic tools 14
14.1 Status LEDs
The CPU and the I/O modules use LEDs to provide information about either the operational
status of the module or the I/O.
Status LEDs on a CPU
The CPU provides the following status indicators:
● STOP/RUN
– Solid yellow indicates STOP mode
– Solid green indicates RUN mode
– Flashing (alternating green and yellow) indicates that the CPU is in STARTUP mode
● ERROR
– Flashing red indicates an error, such as an internal error in the CPU, a error with the
memory card, or a configuration error (mismatched modules)
– Solid red indicates defective hardware
● MAINT (Maintenance) flashes whenever you insert a memory card. The CPU then
changes to STOP mode. After the CPU has changed to STOP mode, perform one of the
following functions to initiate the evaluation of the memory card:
– Change the CPU to RUN mode
– Perform a memory reset (MRES)
– Power-cycle the CPU
You can also use the LED instruction (Page 298) to determine the status of the LEDs.
Table 14- 1 Status LEDs for a CPU
Description STOP/RUN
Yellow / Green
ERROR
Red
MAINT
Yellow
Power is off Off Off Off
Startup, self-test, or firmware update Flashing
(alternating yellow and green)
- Off
Stop mode On (yellow) - -
Run mode On (green) - -
Remove the memory card On (yellow) - Flashing
Error On (either yellow or green) Flashing -
Maintenance requested On (either yellow or green) - On

Online and diagnostic tools
14.1 Status LEDs
S7-1200 Programmable controller
674 System Manual, 04/2012, A5E02486680-06
Description STOP/RUN
Yellow / Green
ERROR
Red
MAINT
Yellow
Defective hardware On (yellow) On Off
LED test or defective CPU firmware Flashing
(alternating yellow and green)
Flashing Flashing
The CPU also provides two LEDs that indicate the status of the PROFINET communications.
Open the bottom terminal block cover to view the PROFINET LEDs.
● Link (green) turns on to indicate a successful connection
● Rx/Tx (yellow) turns on to indicate transmission activity
The CPU and each digital signal module (SM) provide an I/O Channel LED for each of the
digital inputs and outputs. The I/O Channel (green) turns on or off to indicate the state of the
individual input or output.
Status LEDs on an SM
In addition, each digital SM provides a DIAG LED that indicates the status of the module:
● Green indicates that the module is operational
● Red indicates that the module is defective or non-operational
Each analog SM provides an I/O Channel LED for each of the analog inputs and outputs.
● Green indicates that the channel has been configured and is active
● Red indicates an error condition of the individual analog input or output
In addition, each analog SM provides a DIAG LED that indicates the status of the module:
● Green indicates that the module is operational
● Red indicates that the module is defective or non-operational
The SM detects the presence or absence of power to the module (field-side power, if
required).
Table 14- 2 Status LEDs for a signal module (SM)
Description DIAG
(Red / Green)
I/O Channel
(Red / Green)
Field-side power is off Flashing red Flashing red
Not configured or update in progress Flashing green Off
Module configured with no errors On (green) On (green)
Error condition Flashing red -
I/O error (with diagnostics enabled) - Flashing red
I/O error (with diagnostics disabled) - On (green)

Online and diagnostic tools
14.2 Going online and connecting to a CPU
S7-1200 Programmable controller
System Manual, 04/2012, A5E02486680-06 675
14.2 Going online and connecting to a CPU
An online connection between the programming device and CPU is required for loading
programs and project engineering data as well as for activities such as the following:
● Testing user programs
● Displaying and changing the operating mode of the CPU (Page 679)
● Displaying and setting the date and time of day of the CPU (Page 678)
● Displaying the module information
● Comparing and synchronizing (Page 681) offline to online program blocks
● Uploading and downloading program blocks
● Displaying diagnostics and the diagnostics buffer (Page 680)
● Using a watch table (Page 685) to test the user program by monitoring and modifying
values
● Using a force table to force values in the CPU (Page 688)
To establish an online connection to a configured CPU, click
the CPU from the Project Navigation tree and click the "Go
online" button from the Project View:
If this is the first time to go
online with this CPU, you
must select the type of PG/PC
interface and the specific
PG/PC interface from the Go
Online dialog before
establishing an online
connection to a CPU found on
that interface.
Your programming device is now connected to the CPU. The orange color frames indicate
an online connection. You can now use the Online & diagnostics tools from the Project tree
and the Online tools task card.

Online and diagnostic tools
14.3 Assigning a name to a PROFINET IO device online
S7-1200 Programmable controller
676 System Manual, 04/2012, A5E02486680-06
14.3 Assigning a name to a PROFINET IO device online
The devices on your PROFINET network must have an assigned name before you can
connect with the CPU. Use the "Devices & networks" editor to assign names to your
PROFINET devices if the devices have not already been assigned a name or if the name of
the device is to be changed.
For each PROFINET IO device, you must assign the same name to that device in both the
STEP 7 project and, using the "Online & diagnostics" tool, to the PROFINET IO device
configuration memory (for example, an ET200 S interface module configuration memory). If
a name is missing or does not match in either location, the PROFINET IO data exchange
mode will not run.

Online and diagnostic tools
14.3 Assigning a name to a PROFINET IO device online
S7-1200 Programmable controller
System Manual, 04/2012, A5E02486680-06 677
1. In the "Devices & networks"
editor, right-click on the
required PROFINET IO
device, and select "Online &
diagnostics".
2. In the "Online &
diagnostics" dialog, make the
following menu selections:
"Functions"
"Assign name"
Click the "Accessible devices
in the network" icon to display
all of the PROFINET IO
devices on the network.
3. In the list that is displayed,
click the required PROFINET
IO device, and click the
"Assign name" button to write
the name to the PROFINET IO
device configuration memory.

Online and diagnostic tools
14.4 Setting the IP address and time of day
S7-1200 Programmable controller
678 System Manual, 04/2012, A5E02486680-06
14.4 Setting the IP address and time of day
You can set the IP address (Page 134) and time of day in the online CPU. After accessing
"Online & diagnostics" from the Project tree for an online CPU, you can display or change
the IP address. You can also display or set the time and date parameters of the online CPU.
Note
This feature is available only for a CPU that either has only a MAC address (has not yet
been assigned an IP address) or has been reset to factory settings.
14.5 Resetting to factory settings
You can reset an S7-1200 to its original factory settings under the following conditions:
● No memory card is inserted in the CPU.
● The CPU has an online connection.
● The CPU is in STOP mode.
Note
If the CPU is in RUN mode and you start the reset operation, you can place it in STOP
mode after acknowledging a confirmation prompt.

Online and diagnostic tools
14.6 CPU operator panel for the online CPU
S7-1200 Programmable controller
System Manual, 04/2012, A5E02486680-06 679
Procedure
To reset a CPU to its factory settings, follow these steps:
1. Open the Online and Diagnostics view of the CPU.
2. Select "Reset to factory settings" from the "Functions" folder.
3. Select the "Keep IP address" check box if you want to retain the IP address or the "Reset
IP address" check box if you want to delete the IP address.
4. Click the "Reset" button.
5. Acknowledge the confirmation prompt with "OK".
Result
The module is switched to STOP mode if necessary, and it is reset to the factory settings:
● The work memory and internal load memory and all operand areas are cleared.
● All parameters are reset to their defaults.
● The diagnostics buffer is cleared.
● The time of day is reset.
● The IP address is retained or deleted based on the setting you made. (The MAC address
is fixed and is never changed.)
14.6 CPU operator panel for the online CPU
The "CPU operator panel" displays the operating mode (STOP or
RUN) of the online CPU. The panel also shows whether the CPU has
an error or if values are being forced.
Use the CPU operating panel of the Online Tools task card to change the operating mode of
an online CPU. The Online Tools task card is accessible whenever the CPU is online.

Online and diagnostic tools
14.7 Monitoring the cycle time and memory usage
S7-1200 Programmable controller
680 System Manual, 04/2012, A5E02486680-06
14.7 Monitoring the cycle time and memory usage
You can monitor the cycle
time and memory usage of
an online CPU.
After connecting to the
online CPU, open the Online
tools task card to view the
following measurements:
Cycle time
Memory usage
14.8 Displaying diagnostic events in the CPU
Use the diagnostics buffer to review the recent activity in the CPU. The diagnostics buffer is
accessible from "Online & Diagnostics" for an online CPU in the Project tree. It contains the
following entries:
● Diagnostic events
● Changes in the CPU operating mode (transitions to STOP or RUN mode)

Online and diagnostic tools
14.9 Comparing offline and online CPUs
S7-1200 Programmable controller
System Manual, 04/2012, A5E02486680-06 681
The first entry contains the latest event.
Each entry in the diagnostic buffer
contains the date and time the event
was logged, and a description.
The maximum number of entries is
dependent on the CPU. A maximum of
50 entries is supported.
Only the 10 most recent events in the
diagnostic buffer are stored
permanently. Resetting the CPU to the
factory settings resets the diagnostic
buffer by deleting the entries.
You can also use the GET_DIAG instruction (Page 302) to collect the diagnostic information.
14.9 Comparing offline and online CPUs
You can compare the code blocks in an online CPU with the code blocks in your project. If
the code blocks of your project do not match the code blocks of the online CPU, the
"Compare" editor allows you to synchronize your project with the online CPU by downloading
the code blocks of your project to the CPU, or by deleting blocks from the project that do not
exist in the online CPU.
Select the CPU in your project.
Use the "Compare Offline/online" command to open the
"Compare" editor. (Access the command either from the "Tools"
menu or by right-clicking the CPU in your project.)
Click in the "Action" column for an object to
select whether to delete the object, take no
action, or download the object to the device.
Click the "Synchronize" button to load the code
blocks.

Online and diagnostic tools
14.10 Monitoring and modifying values in the CPU
S7-1200 Programmable controller
682 System Manual, 04/2012, A5E02486680-06
Right-click an object in the "Compare to" column and
select "Start detailed comparison" button to show the
code blocks side-by-side.
The detailed comparison highlights the differences
between the code blocks of online CPU and the code
blocks of the CPU in your project.
14.10 Monitoring and modifying values in the CPU
STEP 7 provides online tools for monitoring the CPU:
● You can display or monitor the current values of the tags. The monitoring function does
not change the program sequence. It presents you with information about the program
sequence and the data of the program in the CPU.
● You can also use other functions to control the sequence and the data of the user
program:
– You can modify the value for the tags in the online CPU to see how the user program
responds.
– You can force a peripheral output (such as Q0.1:P or "Start":P) to a specific value.
– You can enable outputs in STOP mode.
Note
Always exercise caution when using control functions. These functions can seriously
influence the execution of the user/system program.
Table 14- 3 Online capabilities of the STEP 7 editors
Editor Monitor Modify Force
Watch table Yes Yes No
Force table Yes No Yes
Program editor Yes Yes No
Tag table Yes No No
DB editor Yes No No

Online and diagnostic tools
14.10 Monitoring and modifying values in the CPU
S7-1200 Programmable controller
System Manual, 04/2012, A5E02486680-06 683
14.10.1 Going online to monitor the values in the CPU
To monitor the tags, you must have an online connection to the CPU. Simply click the "Go
online" button in the toolbar.
When you have connected to the CPU, STEP 7 turns the headers of
the work areas orange.
The project tree displays a comparison of the offline project and the
online CPU. A green circle means that the CPU and the project are
synchronized, meaning that both have the same configuration and
user program.
Tag tables show the tags. Watch tables can also show the tags, as
well as direct addresses.
To monitor the execution of the user program and to display the values of the tags,
click the "Monitor all" button in the toolbar.
The "Monitor value" field shows the value for each tag.

Online and diagnostic tools
14.10 Monitoring and modifying values in the CPU
S7-1200 Programmable controller
684 System Manual, 04/2012, A5E02486680-06
14.10.2 Displaying status in the program editor
You can monitor the status of the tags in the LAD and FBD program editors. Use the editor
bar to display the LAD editor. The editor bar allows you to change the view between the
open editors without having to open or close the editors.
In the toolbar of the program editor, click the "Monitoring on/off" button to display the status
of your user program.
The network in the program editor displays power flow in green.
You can also right-click on the instruction or parameter to modify the value for the instruction.
14.10.3 Capturing the online values of a DB to reset the start values
You can capture the current values being monitored in an online CPU to become the start
values for a global DB.
● You must have an online connection to the CPU.
● The CPU must be in RUN mode.
● You must have opened the DB in STEP 7.
Use the "Show a snapshot of the monitored values" button to capture the current
values of the selected tags in the DB. You can then copy these values into the "Start
value" column of the DB.
1. In the DB editor, click the "Monitor all tags" button. The "Monitor value" column displays
the current data values.
2. Click the "Show a snapshot of the monitored values" button to display the current values
in the "Snapshot" column.
3. Click the "Monitor all" button to stop monitoring the data in the CPU.
4. Copy a value in the "Snapshot" column for a tag.
– Select a value to be copied.
– Right-click the selected value to display the context menu.
– Select the "Copy" command.
5. Paste the copied value into the corresponding "Start value" column for the tag. (Right-
click the cell and select "Paste" from the context menu.)

Online and diagnostic tools
14.10 Monitoring and modifying values in the CPU
S7-1200 Programmable controller
System Manual, 04/2012, A5E02486680-06 685
6. Save the project to configure the copied values as the new start values for the DB.
7. Compile and download the DB to the CPU. The DB uses the new start values after the
CPU goes to RUN mode.
Note
The values that are shown in the "Monitor value" column are always copied from the
CPU. STEP 7 does not check whether all values come from the same scan cycle of the
CPU.
14.10.4 Using a watch table to monitor and modify values in the CPU
A watch table allows you to perform monitoring and control functions on data points as the
CPU executes your program. These data points can be process image (I or Q), M, DB or
physical inputs (I_:P), depending on the monitor or control function. You cannot accurately
monitor the physical outputs (Q_:P) because the monitor function can only display the last
value written from Q memory and does not read the actual value from the physical outputs.
The monitoring function does not change the program sequence. It presents you with
information about the program sequence and the data of the program in the CPU.
Control functions enable the user to control the sequence and the data of the program.
Caution must be exercised when using control functions. These functions can seriously
influence the execution of the user/system program. The three control functions are Modify,
Force and Enable Outputs in STOP.
With the watch table, you can perform the following online functions:
● Monitoring the status of the tags
● Modifying values for the individual tags
You select when to monitor or modify the tag:
● Beginning of scan cycle: Reads or writes the value at the beginning of the scan cycle
● End of scan cycle: Reads or writes the value at the end of the scan cycle
● Switch to stop
To create a watch table:
1. Double-click "Add new watch table" to open a new
watch table.
2. Enter the tag name to add a tag to the watch table.
The following options are available for monitoring tags:
Monitor all: This command starts the monitoring of
the visible tags in the active watch table.
Monitor now: This command starts the monitoring
of the visible tags in the active watch table. The
watch table monitors the tags immediately and
once only.

Online and diagnostic tools
14.10 Monitoring and modifying values in the CPU
S7-1200 Programmable controller
686 System Manual, 04/2012, A5E02486680-06
The following options are available for modifying tags:
● "Modify to 0" sets the value of a selected address to "0".
● "Modify to 1" sets the value of a selected address to "1".
● "Modify now" immediately changes the value for the selected addresses for one scan
cycle.
● "Modify with trigger" changes the values for the selected addresses.
This function does not provide feedback to indicate that the selected addresses were
actually modified. If feedback of the change is required, use the "Modify now" function.
● "Enable peripheral outputs" disables the command output disable and is available only
when the CPU is in STOP mode.
To monitor the tags, you must have an online connection to the CPU.
The various functions can be selected using the buttons at the top of the watch table.
Enter the tag name to monitor and select a display format from the dropdown selection. With
an online connection to the CPU, clicking the "Monitor" button displays the actual value of
the data point in the "Monitor value" field.
14.10.4.1 Using a trigger when monitoring or modifying PLC tags
Triggering determines at what point in the scan cycle the selected address will be monitored
or modified.
Table 14- 4 Types of triggers
Trigger Description
Permanent Continuously collects the data
Permanent: Continuously collects the data at the start of the scan cycle, after
the CPU reads the inputs
At scan cycle start
Once: Collects the data at the start of the scan cycle, after the CPU reads the
inputs
Permanent: Continuously collects the data at the end of the scan cycle, before
the CPU writes the outputs
At scan cycle end
Once: Collects the data once at the end of the scan cycle, before the CPU
writes the outputs
Permanent: Continuously collects data when the CPU transitions to STOP At transition to
STOP Once: Collects the data once after the CPU transitions to STOP

Online and diagnostic tools
14.10 Monitoring and modifying values in the CPU
S7-1200 Programmable controller
System Manual, 04/2012, A5E02486680-06 687
For modifying a PLC tag at a given trigger, select either the start or the end of cycle.
● Modifying an output: The best trigger event for modifying an output is at the end of the
scan cycle, immediately before the CPU writes the outputs.
Monitor the value of the outputs at the beginning of the scan cycle to determine what
value is written to the physical outputs. Also, monitor the outputs before the CPU writes
the values to the physical outputs in order to check program logic and to compare to the
actual I/O behavior.
● Modifying an input: The best trigger event for modifying an input is at the start of the
cycle, immediately after the CPU reads the inputs and before the user program uses the
input values.
If you are modifying inputs the start of the scan cycle, you should also monitor the value
of the inputs at the end of the scan cycle to ensure that the value of the input at the end
the scan cycle has not changed from the start of the scan cycle. If there is a difference in
the values, your user program may be writing to an input in error.
To diagnose why the CPU might have gone to STOP, use the "Transition to STOP" trigger to
capture the last process values.
14.10.4.2 Enabling outputs in STOP mode
The watch table allows you to write to the outputs when the CPU is in STOP mode. This
functionality allows you to check the wiring of the outputs and verify that the wire connected
to an output pin initiates a high or low signal to the terminal of the process device to which it
is connected.
WARNING
Even though the CPU is in STOP mode, enabling a physical output can activate the
process point to which it is connected.
You can change the state of the outputs in STOP mode when the outputs are enabled. If the
outputs are disabled, you cannot modify the outputs in STOP mode.
● To enable the modification of the outputs in STOP, select the "Enable peripheral outputs"
option of the "Modify" command of the "Online" menu, or by right-clicking the row of the
Watch table.
You cannot enable outputs in STOP mode if you have configured distributed I/O,. An
error is returned when you try to do this.
● Setting the CPU to RUN mode disables "Enable peripheral outputs" option.
● If any inputs or outputs are forced, the CPU is not allowed to enable outputs while in
STOP mode. The force function must first be cancelled.

Online and diagnostic tools
14.10 Monitoring and modifying values in the CPU
S7-1200 Programmable controller
688 System Manual, 04/2012, A5E02486680-06
14.10.5 Forcing values in the CPU
14.10.5.1 Using the force table
A force table provides a "force" function that overwrites the value for an input or output point
to a specified value for the peripheral input or peripheral output address. The CPU applies
this forced value to the input process image prior to the execution of the user program and to
the output process image before the outputs are written to the modules.
Note
The force values are stored in the CPU and not in the force table.
You cannot force an input (or "I" address) or an output (or "Q" address). However, you can
force a peripheral input or peripheral output. The force table automatically appends a ":P" to
the address (for example: "On":P or "Run":P).
In the "Force value" cell, enter the value for the input or output to be forced. You can then
use the check box in the "Force" column to enable forcing of the input or output.
Use the "Start or replace forcing" button to force the value of the tags in the force
table. Click the "Stop forcing" button to reset the value of the tags.
In the force table, you can monitor the status of the forced value for an input. However, you
cannot monitor the forced value of an output.
You can also view the status of the forced value in the program editor.
NOTICE
When an input or output is forced in a force table, the force actions become part of the
project configuration. If you close STEP 7, the forced elements remain active in the CPU
program until they are cleared. To clear these forced elements, you must use STEP 7 to
connect with the online CPU and then use the force table to turn off or stop the force
function for those elements.

Online and diagnostic tools
14.10 Monitoring and modifying values in the CPU
S7-1200 Programmable controller
System Manual, 04/2012, A5E02486680-06 689
14.10.5.2 Operation of the Force function
The CPU allows you to force input and output point(s) by specifying the physical input or
output address (I_:P or Q_:P) in the force table and then starting the force function.
In the program, reads of physical inputs are overwritten by the forced value. The program
uses the forced value in processing. When the program writes a physical output, the output
value is overwritten by the force value. The forced value appears at the physical output and
is used by the process.
When an input or output is forced in the force table, the force actions become part of the
user program. Even though the programming software has been closed, the force selections
remain active in the operating CPU program until they are cleared by going online with the
programming software and stopping the force function. Programs with forced points loaded
on another CPU from a memory card will continue to force the points selected in the
program.
If the CPU is executing the user program from a write-protected memory card, you cannot
initiate or change the forcing of I/O from a watch table because you cannot override the
values in the write-protected user program. Any attempt to force the write-protected values
generates an error. If you use a memory card to transfer a user program, any forced
elements on that memory card will be transferred to the CPU.
Note
Digital I/O points assigned to HSC, PWM, and PTO cannot be forced
The digital I/O points used by the high-speed counter (HSC), pulse-width modulation (PWM),
and pulse-train output (PTO) devices are assigned during device configuration. When digital
I/O point addresses are assigned to these devices, the values of the assigned I/O point
addresses cannot be modified by the force function of the watch table.

Online and diagnostic tools
14.11 Downloading in RUN mode
S7-1200 Programmable controller
690 System Manual, 04/2012, A5E02486680-06
$% & '
(
)
ཱ
ུ
ཱིི
Startup RUN
A The clearing of the I memory area is not
affected by the Force function.
① While writing Q memory to the physical
outputs, the CPU applies the force value as
the outputs are updated.
B The initialization of the outputs values is
not affected by the Force function.
② When reading the physical inputs, the CPU
applies the force values just prior to copying
the inputs into I memory.
C During the execution of the startup OBs,
the CPU applies the force value when
the user program accesses the physical
input.
③ During the execution of the user program
(program cycle OBs), the CPU applies the
force value when the user program accesses
the physical input or writes the physical
output.
D The storing of interrupt events into the
queue is not affected.
④ Handling of communication requests and self-
test diagnostics are not affected by the Force
function.
E The enabling of the writing to the
outputs is not affected.
⑤ The processing of interrupts during any part of
the scan cycle is not affected.
14.11 Downloading in RUN mode
The CPU supports "Download in RUN mode". This capability is intended to allow you to
make small changes to a user program with minimal disturbance to the process being
controlled by the program. However, implementing this capability also allows massive
program changes that could be disruptive or even dangerous.
WARNING
When you download changes to the CPU in RUN mode, the changes immediately affect
process operation. Changing the program in RUN mode can result in unexpected system
operation, which could cause death or serious injury to personnel, and/or damage to
equipment.
Only authorized personnel who understand the effects of RUN mode changes on system
operation should perform a download in RUN mode.

Online and diagnostic tools
14.11 Downloading in RUN mode
S7-1200 Programmable controller
System Manual, 04/2012, A5E02486680-06 691
The "Download in RUN mode" feature allows you to make changes to a program and
download them to your CPU without switching to STOP mode:
● You can make minor changes to your current process without having to shut down (for
example, change a parameter value).
● You can debug a program more quickly with this feature (for example, invert the logic for
a normally open or normally closed switch).
You can make the following program block and tag changes and download them in RUN
mode:
● Create, overwrite, and delete Functions (FC), Function Blocks (FB), and Tag tables.
● Create and delete Data Blocks (DB); however, DB structure changes cannot be
overwritten. Initial DB values can be overwritten. You cannot download a web server DB
(control or fragment) in RUN mode.
● Overwrite Organization Blocks (OB); however, you cannot create or delete OBs.
A maximum number of ten blocks can be downloaded in RUN mode at one time. If more
than ten blocks are downloaded, the CPU must be placed into STOP mode.
If you download changes to a real process (as opposed to a simulated process, which you
might do in the course of debugging a program), it is vital to think through the possible safety
consequences to machines and machine operators before you download.
Note
If the CPU is in RUN mode and program changes have been made, STEP 7 always try to
download in RUN first. If you do not want this to happen, you must put the CPU into STOP.
If the changes made are not supported in "Download in RUN", STEP 7 prompts the user that
the CPU must go to STOP.
14.11.1 Prerequisites for "Download in RUN mode"
You cannot download your program changes to a CPU that is in RUN mode unless you have
met these prerequisites:
● Your program must compile successfully.
● You must have successfully established communication between the programming
device where you are running STEP 7 and the CPU.
● In V3.0 or later, the firmware of the target CPU must support the "Download in RUN
mode" feature.

Online and diagnostic tools
14.11 Downloading in RUN mode
S7-1200 Programmable controller
692 System Manual, 04/2012, A5E02486680-06
14.11.2 Changing your program in RUN mode
To change the program in RUN mode, your must first ensure that the CPU supports
"Download in RUN mode" and that the CPU is in RUN mode:
1. To download your program in RUN mode, select one of the following methods:
– "Download to device" command from the "Online" menu
– "Download to device" button in the toolbar
– In the "Project tree", right-click "Program blocks" and select the "Download to device >
Software" command.
2. If the program compiles successfully, STEP 7 downloads the program to the CPU.
3. STEP 7 prompts you to load your program or cancel the operation.
4. If you click "Load", STEP 7 downloads the program to the CPU.

Online and diagnostic tools
14.11 Downloading in RUN mode
S7-1200 Programmable controller
System Manual, 04/2012, A5E02486680-06 693
14.11.3 Downloading selected blocks
The focus is on the Program blocks folder, selection of blocks, or one single block.
1. If the user selects a single
block for downloading from
within the block editor, then
the only option in the "Action"
column is "Consistent
download".
The user can expand the
category line to be sure what
blocks are to be loaded. In this
example, a small change was
made to the offline block, and
no other blocks need to be
loaded.
2. In this example, more than
one block is needed for
downloading.
Note
A maximum number of ten blocks can be downloaded in RUN mode at one time. If more
than ten blocks are downloaded, the CPU must be placed into STOP mode.

Online and diagnostic tools
14.11 Downloading in RUN mode
S7-1200 Programmable controller
694 System Manual, 04/2012, A5E02486680-06
3. If the user attempts to
download in RUN, but the
system detects that this is not
possible prior to the actual
download, then the Stop
modules category line appears
in the dialog.
4. Click the "Load" button, and
the "Load results" dialog
appears. Click the "Finish"
button to complete the
download.
14.11.4 Downloading a single selected block with a compile error in another block
If the user attempts a consistent download with compile error in another block, then the
dialog will indicate an error, and the load button will be disabled.

Online and diagnostic tools
14.11 Downloading in RUN mode
S7-1200 Programmable controller
System Manual, 04/2012, A5E02486680-06 695
The user must correct the compile error in the other block. Then, the "Load" button becomes
active.
14.11.5 System reaction if the download process fails
During the initial Download in RUN operation, if a network connection failure occurs, a "Load
preview" dialog will result as shown in the figure below.

Online and diagnostic tools
14.11 Downloading in RUN mode
S7-1200 Programmable controller
696 System Manual, 04/2012, A5E02486680-06
14.11.6 Downloading the program in RUN mode
Before downloading the program in RUN mode, consider the effect of a RUN-mode
modification on the operation of the CPU for the following situations:
● If you deleted the control logic for an output, the CPU maintains the last state of the
output until the next power cycle or transition to STOP mode.
● If you deleted a high-speed counter or pulse output functions which were running, the
high-speed counter or pulse output continues to run until the next power cycle or
transition to STOP mode.
● Any logic that is conditional on the state of the first scan bit will not be executed until the
next power cycle or transition from STOP to RUN mode. The first scan bit is set only by
the transition to RUN mode and is not affected by a download in RUN mode.
● The current values of data blocks (DB) and/or tags will not be overwritten.
Note
Before you can download your program in RUN mode, the CPU must support changes in
RUN mode, the program must compile with no errors, and the communication between
STEP 7, and the CPU must be error-free.
You can make the following changes in program blocks and tags and download them in
RUN mode:
Create, overwrite, and delete Functions (FC), Function Blocks (FB), and Tag tables.
Create and delete Data Blocks (DB); however, DB structure changes cannot be
overwritten. Initial DB values can be overwritten. You cannot download a web server
DB (control or fragment) in RUN mode.
Overwrite Organization Blocks (OB); however, you cannot create or delete OBs.
A maximum number of ten blocks can be downloaded in RUN mode at one time. If more
than ten blocks are downloaded, the CPU must be placed into STOP mode.
Once a download is initiated, you cannot perform other tasks in STEP 7 until the
download is complete.

Online and diagnostic tools
14.11 Downloading in RUN mode
S7-1200 Programmable controller
System Manual, 04/2012, A5E02486680-06 697
Instructions that may fail due to "Download in RUN mode"
The following instructions may experience a temporary error when download in run changes
are being activated in the CPU. The error occurs when the instruction is initiated while the
CPU is preparing to activate the downloaded changes. During this time, the CPU suspends
initiation of user-program access to the Load Memory, while it completes in-progress user-
program access to Load Memory. This is done so that downloaded changes can be
activated consistently.
Instruction Response while Activation is Pending
DataLogCreate STATUS = W#16#80C0, ERROR = TRUE
DataLogOpen STATUS = W#16#80C0, ERROR = TRUE
DataLogWrite STATUS = W#16#80C0, ERROR = TRUE
DataLogClose STATUS = W#16#80C0, ERROR = TRUE
DataLogNewFile STATUS = W#16#80C0, ERROR = TRUE
READ_DBL RET_VAL = W#16#82C0
WRIT_DBL RET_VAL = W#16#82C0
RTM RET_VAL = 0x80C0
In all cases the RLO output from the instruction will be false when the error occurs. The error
is temporary. If it occurs, the instruction should be retried later.
Note
You must not retry the operation in the current execution of the OB.

Online and diagnostic tools
14.11 Downloading in RUN mode
S7-1200 Programmable controller
698 System Manual, 04/2012, A5E02486680-06

S7-1200 Programmable controller
System Manual, 04/2012, A5E02486680-06 699
Technical specifications A
A.1 General Technical Specifications
Standards compliance
The S7-1200 automation system design conforms with the following standards and test
specifications. The test criteria for the S7-1200 automation system are based on these
standards and test specifications.
Note that not all S7-1200 models may be certified to these standards, and certification status
may change without notification. It is the user's responsibility to determine applicable
certifications by referring to the ratings marked on the product. Consult your local Siemens
representative if you need additional information related to the latest listing of exact
approvals by part number.
CE approval
The S7-1200 Automation System satisfies requirements and safety related objectives
according to the EC directives listed below, and conforms to the harmonized European
standards (EN) for the programmable controllers listed in the Official Journals of the
European Community.
● EC Directive 2006/95/EC (Low Voltage Directive) "Electrical Equipment Designed for Use
within Certain Voltage Limits"
– EN 61131-2:2007 Programmable controllers - Equipment requirements and tests
● EC Directive 2004/108/EC (EMC Directive) "Electromagnetic Compatibility"
– Emission standard
EN 61000-6-4:2007: Industrial Environment
– Immunity standard
EN 61000-6-2:2005: Industrial Environment
● EC Directive 94/9/EC (ATEX) "Equipment and Protective Systems Intended for Use in
Potentially Explosive Atmosphere"
– EN 60079-15:2005: Type of Protection 'n'
The CE Declaration of Conformity is held on file available to competent authorities at:
Siemens AG
IA AS RD ST PLC Amberg
Werner-von-Siemens-Str. 50
D92224 Amberg
Germany

Technical specifications
A.1 General Technical Specifications
S7-1200 Programmable controller
700 System Manual, 04/2012, A5E02486680-06
cULus approval
Underwriters Laboratories Inc. complying with:
● Underwriters Laboratories, Inc.: UL 508 Listed (Industrial Control Equipment)
● Canadian Standards Association: CSA C22.2 Number 142 (Process Control Equipment)
NOTICE
The SIMATIC S7-1200 series meets the CSA standard.
The cULus logo indicates that the S7-1200 has been examined and certified by
Underwriters Laboratories (UL) to standards UL 508 and CSA 22.2 No. 142.
FM approval
Factory Mutual Research (FM)
Approval Standard Class Number 3600 and 3611
Approved for use in:
Class I, Division 2, Gas Group A, B, C, D, Temperature Class T3C Ta = 60° C
Class I, Zone 2, IIC, Temperature Class T3 Ta = 60° C
Canadian Class I, Zone 2 Installation per CEC 18-150
IMPORTANT EXCEPTION: See Technical Specifications for the number of inputs or outputs
allowed on simultaneously. Some models are de-rated for Ta = 60° C.
WARNING
Substitution of components may impair the suitability for Class I, Division 2 and Zone 2.
Repair of units should only be performed by an authorized Siemens Service Center.
ATEX approval
ATEX approval applies to DC models only. ATEX approval does not apply to AC and Relay
models.
EN 60079-0:2006: Explosive Atmospheres - General Requirements
EN 60079-15:2005: Electrical Apparatus for Potentially Explosive Atmospheres;
Type of protection 'nA'
II 3 G Ex nA II T3
IMPORTANT EXCEPTION: See Technical Specifications for the number of inputs or outputs
allowed on simultaneously. Some models are de-rated for Ta = 60° C.
Install modules in a suitable enclosure providing a minimum degree of protection of IP54
according to EN 60529 and take into account the environmental conditions under which the
equipment will be used.
When the temperature under rated conditions exceed 70° C at the cable entry point, or 80° C
at the branching point of the conductors, the temperature specification of the selected cable
should be in compliance with the actual measured temperature.

Technical specifications
A.1 General Technical Specifications
S7-1200 Programmable controller
System Manual, 04/2012, A5E02486680-06 701
Provisions should be made to prevent the rated voltage from being exceeded by transient
disturbances of more than 40%.
C-Tick approval
The S7-1200 automation system satisfies requirements of standards to AS/NZS 2064
(Class A).
Korea Certification
The S7-1200 automation system satisfies the requirements of the Korean Certification (KC
Mark). It has been defined as Class A Equipment and is intended for industrial applications
and has not been considered for home use.
Maritime approval
The S7-1200 products are periodically submitted for special agency approvals related to
specific markets and applications. Consult your local Siemens representative if you need
additional information related to the latest listing of exact approvals by part number.
Classification societies:
● ABS (American Bureau of Shipping)
● BV (Bureau Veritas)
● DNV (Det Norske Veritas)
● GL (Germanischer Lloyd)
● LRS (Lloyds Register of Shipping)
● Class NK (Nippon Kaiji Kyokai)
Industrial environments
The S7-1200 automation system is designed for use in industrial environments.
Table A- 1 Industrial environments
Application field Noise emission requirements Noise immunity requirements
Industrial EN 61000-6-4:2007 EN 61000-6-2:2005

Technical specifications
A.1 General Technical Specifications
S7-1200 Programmable controller
702 System Manual, 04/2012, A5E02486680-06
Electromagnetic compatibility
Electromagnetic Compatibility (EMC) is the ability of an electrical device to operate as
intended in an electromagnetic environment and to operate without emitting levels of
electromagnetic interference (EMI) that may disturb other electrical devices in the vicinity.
Table A- 2 Immunity per EN 61000-6-2
Electromagnetic compatibility - Immunity per EN 61000-6-2
EN 61000-4-2
Electrostatic discharge
8 kV air discharge to all surfaces
6 kV contact discharge to exposed conductive surfaces
EN 61000-4-3
Radiated, radio-frequency,
electromagnetic field immunity test
80 to 1000 MHz, 10 V/m, 80% AM at 1 kHz
1.4 to 2.0 GHz, 3 V/m, 80% AM at 1 kHz
2.0 to 2.7 GHz, 1 V/m, 80% AM at 1 kHz
EN 61000-4-4
Fast transient bursts
2 kV, 5 kHz with coupling network to AC and DC system power
2 kV, 5 kHz with coupling clamp to I/O
EN 6100-4-5
Surge immunity
AC systems - 2 kV common mode, 1kV differential mode
DC systems - 2 kV common mode, 1kV differential mode
For DC systems (I/O signals, DC power systems) external protection is
required.
EN 61000-4-6
Conducted disturbances
150 kHz to 80 MHz, 10 V RMS, 80% AM at 1kHz
EN 61000-4-11
Voltage dips
AC systems
0% for 1 cycle, 40% for 12 cycles and 70% for 30 cycles at 60 Hz
Table A- 3 Conducted and radiated emissions per EN 61000-6-4
Electromagnetic compatibility - Conducted and radiated emissions per EN 61000-6-4
0.15 MHz to 0.5 MHz <79dB (μV) quasi-peak; <66 dB (μV) average
0.5 MHz to 5 MHz <73dB (μV) quasi-peak; <60 dB (μV) average
Conducted Emissions
EN 55011, Class A, Group 1
5 MHz to 30 MHz <73dB (μV) quasi-peak; <60 dB (μV) average
30 MHz to 230 MHz <40dB (μV/m) quasi-peak; measured at 10m Radiated Emissions
EN 55011, Class A, Group 1 230 MHz to 1 GHz <47dB (μV/m) quasi-peak; measured at 10m
Environmental conditions
Table A- 4 Transport and storage
Environmental conditions - Transport and storage
EN 60068-2-2, Test Bb, Dry heat and
EN 60068-2-1, Test Ab, Cold
-40° C to +70° C
EN 60068-2-30, Test Db, Damp heat 25° C to 55° C, 95% humidity
EN 60068-2-14, Test Na, temperature shock -40° C to +70° C, dwell time 3 hours, 5 cycles
EN 60068-2-32, Free fall 0.3 m, 5 times, product packaging
Atmospheric pressure 1080 to 660h Pa (corresponding to an altitude of -1000 to 3500m)

Technical specifications
A.1 General Technical Specifications
S7-1200 Programmable controller
System Manual, 04/2012, A5E02486680-06 703
Table A- 5 Operating conditions
Environmental conditions - Operating
Ambient temperature range
(Inlet Air 25 mm below unit)
-20° C to 60° C horizontal mounting
-20° C to 50° C vertical mounting
95% non-condensing humidity
Unless otherwise specified
Atmospheric pressure 1080 to 795 hPa (corresponding to an altitude of -1000 to 2000m)
Concentration of contaminants S02: < 0.5 ppm; H2S: < 0.1 ppm; RH < 60% non-condensing
EN 60068-2-14, Test Nb, temperature change 5° C to 55° C, 3° C/minute
EN 60068-2-27 Mechanical shock 15 G, 11 ms pulse, 6 shocks in each of 3 axis
EN 60068-2-6 Sinusoidal vibration DIN rail mount: 3.5 mm from 5-9 Hz, 1G from 9 - 150 Hz
Panel Mount: 7.0 mm from 5-9 Hz, 2G from 9 to 150 Hz
10 sweeps each axis, 1 octave per minute
NOTICE
For systems that must start up in the range of -20° C to 0° C, the user program should
delay energizing outputs for 10 seconds following startup.
Table A- 6 High potential isolation test
High potential isolation test
24 V/5 V nominal circuits
115/230 V circuits to ground
115/230 V circuits to 115/230 V circuits
115 V/230V circuits to 24 V/5 V circuits
Ethernet port to 24V/5V circuits and ground1
520 VDC (type test of optical isolation boundaries)
1500 VAC
1500 VAC
1500 VAC (3000 VAC / 4242 VDC type test)
1500 VAC (type test only)
1 Ethernet port isolation is designed to limit hazard during short term network faults to hazardous voltages. It does not
conform to safety requirements for routine AC line voltage isolation.
Protection class
● Protection Class II according to EN 61131-2 (Protective conductor not required)
Degree of protection
● IP20 Mechanical Protection, EN 60529
● Protects against finger contact with high voltage as tested by standard probe. External
protection required for dust, dirt, water and foreign objects of < 12.5mm in diameter.

Technical specifications
A.1 General Technical Specifications
S7-1200 Programmable controller
704 System Manual, 04/2012, A5E02486680-06
Rated voltages
Table A- 7 Rated voltages
Rated voltage Tolerance
24 VDC 20.4 VDC to 28.8 VDC
22.0 VDC to 28.8 VDC for ambient temperature -20° C to 0° C
120/230 VAC 85 VAC to 264 VAC, 47 to 63 Hz
NOTICE
When a mechanical contact turns on output power to the S7-1200 CPU, or any digital
signal module, it sends a "1" signal to the digital outputs for approximately 50
microseconds. This could cause unexpected machine or process operation which could
result in death or serious injury to personnel and/or damage to equipment. You must plan
for this, especially if you are using devices which respond to short duration pulses.
Reverse voltage protection
Reverse voltage protection circuitry is provided on each terminal pair of +24 VDC power or
user input power for CPUs, signal modules (SMs), and signal boards (SBs). It is still possible
to damage the system by wiring different terminal pairs in opposite polarities.
Some of the 24 VDC power input ports in the S7-1200 system are interconnected, with a
common logic circuit connecting multiple M terminals. For example, the following circuits are
interconnected when designated as "not isolated" in the data sheets: the 24 VDC power
supply of the CPU, the power input for the relay coil of an SM, or the power supply for a non-
isolated analog input. All non-isolated M terminals must connect to the same external
reference potential.
WARNING
Connecting non-isolated M terminals to different reference potentials will cause unintended
current flows that may cause damage or unpredictable operation in the PLC and any
connected equipment.
Failure to comply with these guidelines could cause damage or unpredictable operation
which could result in death or serve personal injury and/or property damage.
Always ensure that all non-isolated M terminals in an S7-1200 system are connected to the
same reference potential.
DC Outputs
Short circuit protection circuitry is not provided for DC outputs on CPUs, signal modules
(SMs) and signal boards (SBs).

Technical specifications
A.2 CPU 1211C
S7-1200 Programmable controller
System Manual, 04/2012, A5E02486680-06 705
Relay electrical service life
The typical performance data supplied by relay vendors is shown below. Actual performance
may vary depending upon your specific application. An external protection circuit that is
adapted to the load will enhance the service life of the contacts.
① Service life (x 103 operations)
② 250 VAC resistive load
30 VDC resistive load
③ 250 VAC inductive load (p.f=0.4)
30 VDC inductive load (L/R=7ms)
④ Rated Operating Current (A)
A.2 CPU 1211C
A.2.1 General specifications and features
Table A- 8 General specifications
Technical data CPU 1211C
AC/DC/Relay
CPU 1211C
DC/DC/Relay
CPU 1211C
DC/DC/DC
Order number 6ES7 211-1BE31-0XB0 6ES7 211-1HE31-0XB0 6ES7 211-1AE31-0XB0
Dimensions W x H x D (mm) 90 x 100 x 75 90 x 100 x 75 90 x 100 x 75
Shipping weight 420 grams 380 grams 370 grams
Power dissipation 10 W 8 W 8 W
Current available (CM bus) 750 mA max. (5 VDC) 750 mA max. (5 VDC) 750 mA max. (5 VDC)
Current available (24 VDC) 300 mA max. (sensor
power)
300 mA max. (sensor
power)
300 mA max. (sensor
power)
Digital input current consumption
(24VDC)
4 mA/input used 4 mA/input used 4 mA/input used

Technical specifications
A.2 CPU 1211C
S7-1200 Programmable controller
706 System Manual, 04/2012, A5E02486680-06
Table A- 9 CPU features
Technical data Description
Work 30 Kbytes
Load 1 Mbyte internal, expandable up to SD card size
User memory1
Retentive 10 Kbytes
On-board digital I/O 6 inputs/4 outputs
On-board analog I/O 2 inputs
Process image size 1024 bytes of inputs (I) /1024 bytes of outputs (Q)
Bit memory (M) 4096 bytes
Temporary (local) memory 16 Kbytes for startup and program cycle (including associated FBs and
FCs)
4 Kbytes for standard interrupt events including FBs and FCs
4 Kbytes for error interrupt events including FBs and FCs
Signal modules expansion none
SB, CB, BB expansion 1 max.
Communication module expansion 3 CMs max.
High-speed counters 3 built-in I/O, 5 with signal board, refer to table, HSC input assignments for
CPU 1211C (Page 339)
Single phase: 3 at 100 kHz, SB: 2 at 30 kHz
Quadrature phase: 3 at 80 kHz, SB: 2 at 20 kHz
Pulse outputs 2 4
Pulse catch inputs 6
Time delay / cyclic interrupts 4 total with 1 ms resolution
Edge interrupts 6 rising and 6 falling (10 and 10 with optional signal board)
Memory card SIMATIC Memory Card (optional)
Real time clock accuracy +/- 60 seconds/month
Real time clock retention time 20 days typ./12 days min. at 40°C (maintenance-free Super Capacitor)
1 The size of the user program, data, and configuration is limited by the available load memory and work memory in the
CPU. There is no specific limit to the number of OB, FC, FB and DB blocks supported or to the size of a particular block;
the only limit is due to overall memory size.
2 For CPU models with relay outputs, you must install a digital signal board (SB) to use the pulse outputs.
Table A- 10 Performance
Type of instruction Execution speed
Boolean 0.08 μs/instruction
Move Word 1.7 μs/instruction
Real math 2.3 μs/instruction

Technical specifications
A.2 CPU 1211C
S7-1200 Programmable controller
System Manual, 04/2012, A5E02486680-06 707
A.2.2 Timers, counters and code blocks supported by CPU 1211C
Table A- 11 Blocks, timers and counters supported by CPU 1211C
Element Description
Type OB, FB, FC, DB
Size 30 Kbytes
Quantity Up to 1024 blocks total (OBs + FBs + FCs + DBs)
Address range for FBs, FCs,
and DBs
1 to 65535 (such as FB 1 to FB 65535)
Nesting depth 16 from the program cycle or start up OB; 4 from the time delay
interrupt, time-of-day interrupt, cyclic interrupt, hardware interrupt,
time error interrupt, or diagnostic error interrupt OB
Blocks
Monitoring Status of 2 code blocks can be monitored simultaneously
Program cycle Multiple: OB 1, OB 200 to OB 65535
Startup Multiple: OB 100, OB 200 to OB 65535
Time-delay interrupts and
cyclic interrupts
41 (1 per event): OB 200 to OB 65535
Hardware interrupts (edges
and HSC)
50 (1 per event): OB 200 to OB 65535
Time error interrupts 1: OB 80
OBs
Diagnostic error interrupts 1: OB 82
Type IEC
Quantity Limited only by memory size
Timers
Storage Structure in DB, 16 bytes per timer
Type IEC
Quantity Limited only by memory size
Counters
Storage Structure in DB, size dependent upon count type
SInt, USInt: 3 bytes
Int, UInt: 6 bytes
DInt, UDInt: 12 bytes
1 Time-delay and cyclic interrupts use the same resources in the CPU. You can have only a total of 4 of these interrupts
(time-delay plus cyclic interrupts). You cannot have 4 time-delay interrupts and 4 cyclic interrupts.
Table A- 12 Communication
Technical data Description
Number of ports 1
Type Ethernet
HMI device1 3
Programming device (PG) 1

Technical specifications
A.2 CPU 1211C
S7-1200 Programmable controller
708 System Manual, 04/2012, A5E02486680-06
Technical data Description
Connections 8 for Open User Communication (active or passive): TSEND_C,
TRCV_C, TCON, TDISCON, TSEND, and TRCV
3 for server GET/PUT (CPU-to-CPU) S7 communication
8 for client GET/PUT (CPU-to-CPU) S7 communication
Data rates 10/100 Mb/s
Isolation (external signal to PLC logic) Transformer isolated, 1500 VAC, for short term event safety only
Cable type CAT5e shielded
1 The CPU provides dedicated HMI connections to support up to 3 HMI devices. (You can have up to 2 SIMATIC Comfort
panels.) The total number of HMI is affected by the types of HMI panels in your configuration. For example, you could
have up to three SIMATIC Basic panels connected to your CPU, or you could have up to two SIMATIC Comfort panels
with one additional Basic panel.
Table A- 13 Power supply
Technical data CPU 1211C
AC/DC/Relay
CPU 1211C
DC/DC/Relay
CPU 1211C
DC/DC/DC
Voltage range 85 to 264 VAC 20.4 VDC to 28.8 VDC
22.0 VDC to 28.8 VDC for ambient temperature
-20° C to 0° C
Line frequency 47 to 63 Hz -- --
CPU only at max. load 60 mA at 120 VAC
30 mA at 240 VAC
300 mA at 24 VDC 300 mA at 24 VDC Input
current
CPU with all expansion
accessories at max. load
180 mA at 120 VAC
90 mA at 240 VAC
900 mA at 24 VDC 900 mA at 24 VDC
Inrush current (max.) 20 A at 264 VAC 12 A at 28.8 VDC 12 A at 28.8 VDC
Isolation (input power to logic) 1500 VAC Not isolated Not isolated
Ground leakage, AC line to functional
earth
0.5 mA max. -- --
Hold up time (loss of power) 20 ms at 120 VAC
80 ms at 240 VAC
10 ms at 24 VDC 10 ms at 24 VDC
Internal fuse, not user replaceable 3 A, 250 V, slow blow 3 A, 250 V, slow blow 3 A, 250 V, slow blow
Table A- 14 Sensor power
Technical data CPU 1211C
AC/DC/Relay
CPU 1211C
DC/DC/Relay
CPU 1211C
DC/DC/DC
Voltage range 20.4 to 28.8 VDC L+ minus 4 VDC min.
L+ minus 5 VDC min. for ambient temperature
-20° C to 0° C
Output current rating (max.) 300 mA (short circuit
protected)
300 mA (short circuit
protected)
300 mA (short circuit
protected)
Maximum ripple noise (<10 MHz) < 1 V peak to peak Same as input line Same as input line
Isolation (CPU logic to sensor power) Not isolated Not isolated Not isolated

Technical specifications
A.2 CPU 1211C
S7-1200 Programmable controller
System Manual, 04/2012, A5E02486680-06 709
A.2.3 Digital inputs and outputs
Table A- 15 Digital inputs
Technical data CPU 1211C AC/DC/Relay, CPU 1211C DC/DC/Relay, and
CPU 1211C DC/DC/DC
Number of inputs 6
Type Sink/Source (IEC Type 1 sink)
Rated voltage 24 VDC at 4 mA, nominal
Continuous permissible voltage 30 VDC, max.
Surge voltage 35 VDC for 0.5 sec.
Logic 1 signal (min.) 15 VDC at 2.5 mA
Logic 0 signal (max.) 5 VDC at 1 mA
Isolation (field side to logic) 500 VAC for 1 minute
Isolation groups 1
Filter times 0.2, 0.4, 0.8, 1.6, 3.2, 6.4, and 12.8 ms (selectable in groups of 4)
HSC clock input rates (max.)
(Logic 1 Level = 15 to 26 VDC)
Single phase: 100 KHz
Quadrature phase: 80 KHz
Number of inputs on simultaneously 6 at 60° C horizontal, 50° C vertical
Cable length (meters) 500 m shielded, 300 m unshielded, 50 m shielded for HSC inputs
Table A- 16 Digital outputs
Technical data CPU 1211C AC/DC/Relay and
CPU 1211C DC/DC/Relay
CPU 1211C DC/DC/DC
Number of outputs 4 4
Type Relay, dry contact Solid state - MOSFET (sourcing)
Voltage range 5 to 30 VDC or 5 to 250 VAC 20.4 to 28.8 VDC
Logic 1 signal at max. current -- 20 VDC min.
Logic 0 signal with 10 KΩ load -- 0.1 VDC max.
Current (max.) 2.0 A 0.5 A
Lamp load 30 W DC / 200 W AC 5 W
ON state resistance 0.2 Ω max. when new 0.6 Ω max.
Leakage current per point -- 10 μA max.
Surge current 7 A with contacts closed 8 A for 100 ms max.
Overload protection No No
Isolation (field side to logic) 1500 VAC for 1 minute
(coil to contact)
None (coil to logic)
500 VAC for 1 minute
Isolation resistance 100 MΩ min. when new --
Isolation between open contacts 750 VAC for 1 minute --
Isolation groups 1 1
Inductive clamp voltage -- L+ minus 48 VDC, 1 W dissipation

Technical specifications
A.2 CPU 1211C
S7-1200 Programmable controller
710 System Manual, 04/2012, A5E02486680-06
Technical data CPU 1211C AC/DC/Relay and
CPU 1211C DC/DC/Relay
CPU 1211C DC/DC/DC
Maximum relay switching frequency 1 Hz --
Switching delay (Qa.0 to Qa.3) 10 ms max. 1.0 μs max., off to on
3.0 μs max., on to off
Pulse Train Output rate
(Qa.0 and Qa.2)
Not recommended 1 100 KHz max.,
2 Hz min.2
Lifetime mechanical (no load) 10,000,000 open/close cycles --
Lifetime contacts at rated load 100,000 open/close cycles --
Behavior on RUN to STOP Last value or substitute value
(default value 0)
Last value or substitute value
(default value 0)
Number of outputs on simultaneously 4 at 60° C horizontal, 50° C vertical
Cable length (meters) 500 m shielded,
150 m unshielded
500 m shielded,
150 m unshielded
1 For CPU models with relay outputs, you must install a digital signal board (SB) to use the pulse outputs.
2 Depending on your pulse receiver and cable, an additional load resistor (at least 10% of rated current) may improve
pulse signal quality and noise immunity.
A.2.4 Analog inputs
Table A- 17 Analog inputs
Technical data Description
Number of inputs 2
Type Voltage (single-ended)
Full-scale range 0 to 10 V
Full-scale range (data word) 0 to 27648
Overshoot range 10.001 to 11.759 V
Overshoot range (data word) 27,649 to 32,511
Overflow range 11.760 to 11.852 V
Overflow range (data word) 32,512 to 32,767
Resolution 10 bits
Maximum withstand voltage 35 VDC
Smoothing None, Weak, Medium, or Strong
See the table for step response (ms) for the analog inputs of the CPU
(Page 711).
Noise rejection 10, 50, or 60 Hz
Impedance ≥100 KΩ
Isolation (field side to logic) None
Accuracy (25°C / -20 to 60°C) 3.0% / 3.5% of full-scale
Cable length (meters) 100 m, shielded twisted pair

Technical specifications
A.2 CPU 1211C
S7-1200 Programmable controller
System Manual, 04/2012, A5E02486680-06 711
A.2.4.1 Step response of the built-in analog inputs of the CPU
Table A- 18 Step Response (ms), 0V to 10V measured at 95%
Rejection frequency (Integration time)
Smoothing selection (sample averaging)
60 Hz 50 Hz 10 Hz
None (1 cycle): No averaging 50 ms 50 ms 100 ms
Weak (4 cycles): 4 samples 60ms 70 ms 200 ms
Medium (16 cycles): 16 samples 200 ms 240 ms 1150 ms
Strong (32 cycles): 32 samples 400 ms 480 ms 2300 ms
Sample time 4.17 ms 5 ms 25 ms
A.2.4.2 Sample time for the built-in analog ports of the CPU
Table A- 19 Sample time for built-in analog inputs of the CPU
Rejection frequency (Integration time selection) Sample time
60 Hz (16.6 ms) 4.17 ms
50 Hz (20 ms) 5 ms
10 Hz (100 ms) 25 ms

Technical specifications
A.2 CPU 1211C
S7-1200 Programmable controller
712 System Manual, 04/2012, A5E02486680-06
A.2.5 CPU 1211C Wiring diagrams
Table A- 20 CPU 1211C AC/DC/Relay (6ES7 211-1BE31-0XB0)
① 24 VDC Sensor Power
Out
For additional noise
immunity, connect "M"
to chassis ground even
if not using sensor
supply.
② For sinking inputs,
connect "-" to "M"
(shown).
For sourcing inputs,
connect "+" to "M".
X12
X11
X10
Note: X11 connectors must
be gold. See Appendix C,
Spare Parts for order
number.
Table A- 21 Connector pin locations for CPU 1211C AC/DC/Relay (6ES7 211-1BE31-0XB0)
Pin X10 X11 (gold) X12
1 L1 / 120-240 VAC 2 M 1L
2 N / 120-240 VAC AI 0 DQ a.0
3 Functional Earth AI 1 DQ a.1
4 L+ / 24VDC Sensor Out -- DQ a.2
5 M / 24VDC Sensor Out -- DQ a.3
6 1M -- No connection
7 DI a.0 -- No connection
8 DI a.1 -- No connection
9 DI a.2 -- --
10 DI a.3 -- --
11 DI a.4 -- --
12 DI a.5 -- --
13 No connection -- --
14 No connection -- --

Technical specifications
A.2 CPU 1211C
S7-1200 Programmable controller
System Manual, 04/2012, A5E02486680-06 713
Table A- 22 CPU 1211C DC/DC/Relay (6ES7 211-1HE31-0XB0)
① 24 VDC Sensor Power
Out
For additional noise
immunity, connect "M"
to chassis ground even
if not using sensor
supply.
② For sinking inputs,
connect "-" to "M"
(shown).
For sourcing inputs,
connect "+" to "M".
X12
X11
X10
Note: X11 connectors must
be gold. See Appendix C,
Spare Parts for order
number.
Table A- 23 Connector pin locations for CPU 1211C DC/DC/Relay (6ES7 211-1HE31-0XB0)
Pin X10 X11 (gold) X12
1 L+ / 24VDC 2 M 1L
2 M / 24VDC AI 0 DQ a.0
3 Functional Earth AI 1 DQ a.1
4 L+ / 24VDC Sensor Out -- DQ a.2
5 M / 24VDC Sensor Out -- DQ a.3
6 1M -- No connection
7 DI a.0 -- No connection
8 DI a.1 -- No connection
9 DI a.2 -- --
10 DI a.3 -- --
11 DI a.4 -- --
12 DI a.5 -- --
13 No connection -- --
14 No connection -- --

Technical specifications
A.2 CPU 1211C
S7-1200 Programmable controller
714 System Manual, 04/2012, A5E02486680-06
Table A- 24 CPU 1211C DC/DC/DC (6ES7 211-1AE31-0XB0)
① 24 VDC Sensor Power
Out
For additional noise
immunity, connect "M"
to chassis ground even
if not using sensor
supply.
② For sinking inputs,
connect "-" to "M"
(shown).
For sourcing inputs,
connect "+" to "M".
X11
X10
X12
Note: X11 connectors must
be gold. See Appendix C,
Spare Parts for order
number.
Table A- 25 Connector pin locations for CPU 1211C DC/DC/DC (6ES7 211-1AE31-0XB0)
Pin X10 X11 (gold) X12
1 L+ / 24VDC 2 M 3L+
2 M / 24VDC AI 0 3M
3 Functional Earth AI 1 DQ a.0
4 L+ / 24VDC Sensor Out -- DQ a.1
5 M / 24VDC Sensor Out -- DQ a.2
6 1M -- DQ a.3
7 DI a.0 -- No connection
8 DI a.1 -- No connection
9 DI a.2 -- --
10 DI a.3 -- --
11 DI a.4 -- --
12 DI a.5 -- --
13 No connection -- --
14 No connection -- --
Note
Unused analog inputs should be shorted.

Technical specifications
A.3 CPU 1212C
S7-1200 Programmable controller
System Manual, 04/2012, A5E02486680-06 715
A.3 CPU 1212C
A.3.1 General specifications and features
Table A- 26 General
Technical data CPU 1212C
AC/DC/Relay
CPU 1212C
DC/DC/Relay
CPU 1212C
DC/DC/DC
Order number 6ES7 212-1BE31-0XB0 6ES7 212-1HE31-0XB0 6ES7 212-1AE31-0XB0
Dimensions W x H x D (mm) 90 x 100 x 75 90 x 100 x 75 90 x 100 x 75
Shipping weight 425 grams 385 grams 370 grams
Power dissipation 11 W 9 W 9 W
Current available
(SM and CM bus)
1000 mA max.
(5 VDC)
1000 mA max.
(5 VDC)
1000 mA max.
(5 VDC)
Current available (24 VDC) 300 mA max.
(sensor power)
300 mA max.
(sensor power)
300 mA max.
(sensor power)
Digital input current consumption (24
VDC)
4 mA/input used 4 mA/input used 4 mA/input used
Table A- 27 CPU features
Technical data Description
Work 50 Kbytes
Load 1 Mbyte internal, expandable up to SD card size
User memory1
Retentive 10 Kbytes
On-board digital I/O 8 inputs/6 outputs
On-board analog I/O 2 inputs
Process image size 1024 bytes of inputs (I)/1024 bytes of outputs (Q)
Bit memory (M) 4096 bytes
Temporary (local) memory 16 Kbytes for startup and program cycle (including associated FBs and FCs)
4 Kbytes for standard interrupt events including FBs and FCs
4 Kbytes for error interrupt events including FBs and FCs
Signal modules expansion 2 SMs max.
SB, CB, BB expansion 1 max.
Communication module expansion 3 CMs max.
High-speed counters 5 built in I/O, 6 with signal board, see table, HSC input assignments for CPU
1212C (Page 339)
Single phase: 3 at 100 kHz and 1 at 30 kHz clock rate, SB: 2 at 30 kHz
Quadrature phase: 3 at 80 kHz and 1 at 20 kHz clock rate, SB: 2 at 20 kHz
Pulse outputs 2 4
Pulse catch inputs 8

Technical specifications
A.3 CPU 1212C
S7-1200 Programmable controller
716 System Manual, 04/2012, A5E02486680-06
Technical data Description
Time delay / cyclic interrupts 4 total with 1 ms resolution
Edge interrupts 8 rising and 8 falling (12 and 12 with optional signal board)
Memory card SIMATIC Memory Card (optional)
Real time clock accuracy +/- 60 seconds/month
Real time clock retention time 20 days typ./12 days min. at 40°C (maintenance-free Super Capacitor)
1 The size of the user program, data, and configuration is limited by the available load memory and work memory in the
CPU. There is no specific limit to the number of OB, FC, FB and DB blocks supported or to the size of a particular block;
the only limit is due to overall memory size.
2 For CPU models with relay outputs, you must install a digital signal board (SB) to use the pulse outputs.
Table A- 28 Performance
Type of instruction Execution speed
Boolean 0.08 μs/instruction
Move Word 1.7 μs/instruction
Real math 2.3 μs/instruction
A.3.2 Timers, counters and code blocks supported by CPU 1212C
Table A- 29 Blocks, timers and counters supported by CPU 1212C
Element Description
Type OB, FB, FC, DB
Size 50 Kbytes
Quantity Up to 1024 blocks total (OBs + FBs + FCs + DBs)
Address range for FBs, FCs,
and DBs
1 to 65535 (such as FB 1 to FB 65535)
Nesting depth 16 from the program cycle or start up OB; 4 from the time delay
interrupt, time-of-day interrupt, cyclic interrupt, hardware interrupt,
time error interrupt, or diagnostic error interrupt OB
Blocks
Monitoring Status of 2 code blocks can be monitored simultaneously
Program cycle Multiple: OB 1, OB 200 to OB 65535
Startup Multiple: OB 100, OB 200 to OB 65535
Time-delay interrupts and
cyclic interrupts
41 (1 per event): OB 200 to OB 65535
Hardware interrupts (edges
and HSC)
50 (1 per event): OB 200 to OB 65535
Time error interrupts 1: OB 80
OBs
Diagnostic error interrupts 1: OB 82
Type IEC
Quantity Limited only by memory size
Timers
Storage Structure in DB, 16 bytes per timer

Technical specifications
A.3 CPU 1212C
S7-1200 Programmable controller
System Manual, 04/2012, A5E02486680-06 717
Element Description
Type IEC
Quantity Limited only by memory size
Counters
Storage Structure in DB, size dependent upon count type
SInt, USInt: 3 bytes
Int, UInt: 6 bytes
DInt, UDInt: 12 bytes
1 Time-delay and cyclic interrupts use the same resources in the CPU. You can have only a total of 4 of these interrupts
(time-delay plus cyclic interrupts). You cannot have 4 time-delay interrupts and 4 cyclic interrupts.
Table A- 30 Communication
Technical data Description
Number of ports 1
Type Ethernet
HMI device1 3
Programming device (PG) 1
Connections 8 for Open User Communication (active or passive): TSEND_C,
TRCV_C, TCON, TDISCON, TSEND, and TRCV
3 for server GET/PUT (CPU-to-CPU) S7 communication
8 for client GET/PUT (CPU-to-CPU) S7 communication
Data rates 10/100 Mb/s
Isolation (external signal to PLC logic) Transformer isolated, 1500 VAC, for short term event safety only
Cable type CAT5e shielded
1 The CPU provides dedicated HMI connections to support up to 3 HMI devices. (You can have up to 2 SIMATIC Comfort
panels.) The total number of HMI is affected by the types of HMI panels in your configuration. For example, you could
have up to three SIMATIC Basic panels connected to your CPU, or you could have up to two SIMATIC Comfort panels
with one additional Basic panel.
Table A- 31 Power supply
Technical data CPU 1212C
AC/DC/Relay
CPU 1212C
DC/DC/Relay
CPU 1212C
DC/DC/DC
Voltage range 85 to 264 VAC 20.4 VDC to 28.8 VDC
22.0 VDC to 28.8 VDC for ambient temperature
-20° to 0° C
Line frequency 47 to 63 Hz -- --
CPU only 80 mA at 120 VAC
40 mA at 240 VAC
400 mA at 24 VDC 400 mA at 24 VDC Input current
(max. load)
CPU with all expansion
accessories
240 mA at 120 VAC
120 mA at 240 VAC
1200 mA at 24 VDC 1200 mA at 24 VDC
Inrush current (max.) 20 A at 264 VAC 12 A at 28.8 VDC 12 A at 28.8 VDC
Isolation (input power to logic) 1500 VAC Not isolated Not isolated
Ground leakage, AC line to functional earth 0.5 mA max. -- --

Technical specifications
A.3 CPU 1212C
S7-1200 Programmable controller
718 System Manual, 04/2012, A5E02486680-06
Technical data CPU 1212C
AC/DC/Relay
CPU 1212C
DC/DC/Relay
CPU 1212C
DC/DC/DC
Hold up time (loss of power) 20 ms at 120 VAC
80 ms at 240 VAC
10 ms at 24 VDC 10 ms at 24 VDC
Internal fuse, not user replaceable 3 A, 250 V, slow blow 3 A, 250 V, slow blow 3 A, 250 V, slow blow
Table A- 32 Sensor power
Technical data CPU 1212C
AC/DC/Relay
CPU 1212C
DC/DC/Relay
CPU 1212C
DC/DC/DC
Voltage range 20.4 to 28.8 VDC L+ minus 4 VDC min.
L+ minus 5 VDC min. for ambient temperature
-20° C to 0° C
Output current rating (max.) 300 mA (short circuit
protected)
300 mA (short circuit
protected)
300 mA (short circuit
protected)
Maximum ripple noise (<10 MHz) < 1 V peak to peak Same as input line Same as input line
Isolation (CPU logic to sensor power) Not isolated Not isolated Not isolated
A.3.3 Digital inputs and outputs
Table A- 33 Digital inputs
Technical data CPU 1212C AC/DC/Relay, DC/DC/Relay, and DC/DC/DC
Number of inputs 8
Type Sink/Source (IEC Type 1 sink)
Rated voltage 24 VDC at 4 mA, nominal
Continuous permissible voltage 30 VDC, max.
Surge voltage 35 VDC for 0.5 sec.
Logic 1 signal (min.) 15 VDC at 2.5 mA
Logic 0 signal (max.) 5 VDC at 1 mA
Isolation (field side to logic) 500 VAC for 1 minute
Isolation groups 1
Filter times 0.2, 0.4, 0.8, 1.6, 3.2, 6.4, and 12.8 ms (selectable in groups of 4)
HSC clock input rates (max.)
(Logic 1 Level = 15 to 26 VDC)
Single phase: 100 KHz (Ia.0 to Ia.5) and 30 KHz (Ia.6 to Ia.7)
Quadrature phase: 80 KHz (Ia.0 to Ia.5) and 20 KHz (Ia.6 to Ia.7)
Number of inputs on simultaneously 8 at 60°C horizontal, 50°C vertical
Cable length (meters) 500 m shielded, 300 m unshielded, 50 m shielded for HSC inputs

Technical specifications
A.3 CPU 1212C
S7-1200 Programmable controller
System Manual, 04/2012, A5E02486680-06 719
Table A- 34 Digital outputs
Technical data CPU 1212C AC/DC/Relay
and DC/DC/Relay
CPU 1212C
DC/DC/DC
Number of outputs 6 6
Type Relay, dry contact Solid state - MOSFET (sourcing)
Voltage range 5 to 30 VDC or 5 to 250 VAC 20.4 to 28.8 VDC
Logic 1 signal at max. current -- 20 VDC min.
Logic 0 signal with 10 KΩ load -- 0.1 VDC max.
Current (max.) 2.0 A 0.5 A
Lamp load 30 W DC / 200 W AC 5 W
ON state resistance 0.2 Ω max. when new 0.6 Ω max.
Leakage current per point -- 10 μA max.
Surge current 7 A with contacts closed 8 A for 100 ms max.
Overload protection No No
Isolation (field side to logic) 1500 VAC for 1 minute (coil to contact)
None (coil to logic)
500 VAC for 1 minute
Isolation resistance 100 MΩ min. when new --
Isolation between open contacts 750 VAC for 1 minute --
Isolation groups 2 1
Inductive clamp voltage -- L+ minus 48 VDC, 1 W dissipation
Switching delay (Qa.0 to Qa.3) 10 ms max. 1.0 μs max., off to on
3.0 μs max., on to off
Switching delay (Qa.4 to Qa.5) 10 ms max. 50 μs max., off to on
200 μs max., on to off
Maximum relay switching frequency 1 Hz --
Pulse Train Output rate
(Qa.0 and Qa.2)
Not recommended 1 100 KHz max.,
2 Hz min.2
Lifetime mechanical (no load) 10,000,000 open/close cycles --
Lifetime contacts at rated load 100,000 open/close cycles --
Behavior on RUN to STOP Last value or substitute value
(default value 0)
Last value or substitute value (default
value 0)
Number of outputs on simultaneously 6 up to 60°C horizontal, 50°C vertical
Cable length (meters) 500 m shielded,
150 m unshielded
500 m shielded,
150 m unshielded
1 For CPU models with relay outputs, you must install a digital signal board (SB) to use the pulse outputs.
2 Depending on your pulse receiver and cable, an additional load resistor (at least 10% of rated current) may improve
pulse signal quality and noise immunity.

Technical specifications
A.3 CPU 1212C
S7-1200 Programmable controller
720 System Manual, 04/2012, A5E02486680-06
A.3.4 Analog inputs
Table A- 35 Analog inputs
Technical data Description
Number of inputs 2
Type Voltage (single-ended)
Full-scale range 0 to 10 V
Full-scale range (data word) 0 to 27648
Overshoot range 10.001 to 11.759 V
Overshoot range (data word) 27,649 to 32,511
Overflow range 11.760 to 11.852 V
Overflow range (data word) 32,512 to 32,767
Resolution 10 bits
Maximum withstand voltage 35 VDC
Smoothing None, Weak, Medium, or Strong
See the table for step response (ms) for the analog inputs of the CPU
(Page 720).
Noise rejection 10, 50, or 60 Hz
Impedance ≥100 KΩ
Isolation (field side to logic) None
Accuracy (25°C / -20 to 60°C) 3.0% / 3.5% of full-scale
Cable length (meters) 100 m, shielded twisted pair
A.3.4.1 Step response of the built-in analog inputs of the CPU
Table A- 36 Step Response (ms), 0V to 10V measured at 95%
Rejection frequency (Integration time)
Smoothing selection (sample averaging)
60 Hz 50 Hz 10 Hz
None (1 cycle): No averaging 50 ms 50 ms 100 ms
Weak (4 cycles): 4 samples 60ms 70 ms 200 ms
Medium (16 cycles): 16 samples 200 ms 240 ms 1150 ms
Strong (32 cycles): 32 samples 400 ms 480 ms 2300 ms
Sample time 4.17 ms 5 ms 25 ms

Technical specifications
A.3 CPU 1212C
S7-1200 Programmable controller
System Manual, 04/2012, A5E02486680-06 721
A.3.4.2 Sample time for the built-in analog ports of the CPU
Table A- 37 Sample time for built-in analog inputs of the CPU
Rejection frequency (Integration time selection) Sample time
60 Hz (16.6 ms) 4.17 ms
50 Hz (20 ms) 5 ms
10 Hz (100 ms) 25 ms
A.3.5 CPU 1212C Wiring diagrams
Table A- 38 CPU 1212C AC/DC/Relay (6ES7 212-1BE31-0XB0)
① 24 VDC Sensor Power
Out
For additional noise
immunity, connect "M"
to chassis ground even
if not using sensor
supply.
② For sinking inputs,
connect "-" to "M"
(shown).
For sourcing inputs,
connect "+" to "M".
X12
X11
X10
Note: X11 connectors must
be gold. See Appendix C,
Spare Parts for order
number.
Table A- 39 Connector pin locations for CPU 1212C AC/DC/Relay (6ES7 212-1BE31-0XB0)
Pin X10 X11 (gold) X12
1 L1 / 120-240 VAC 2 M 1L
2 N / 120-240 VAC AI 0 DQ a.0
3 Functional Earth AI 1 DQ a.1
4 L+ / 24VDC Sensor Out -- DQ a.2
5 M / 24VDC Sensor Out -- DQ a.3
6 1M -- 2L
7 DI a.0 -- DQ a.4
8 DI a.1 -- DQ a.5

Technical specifications
A.3 CPU 1212C
S7-1200 Programmable controller
722 System Manual, 04/2012, A5E02486680-06
Pin X10 X11 (gold) X12
9 DI a.2 -- --
10 DI a.3 -- --
11 DI a.4 -- --
12 DI a.5 -- --
13 DI a.6 -- --
14 DI a.7 -- --
Table A- 40 CPU 1212C DC/DC/Relay (6ES7 212-1HE31-0XB0)
① 24 VDC Sensor Power
Out
For additional noise
immunity, connect "M"
to chassis ground even
if not using sensor
supply.
② For sinking inputs,
connect "-" to "M"
(shown).
For sourcing inputs,
connect "+" to "M".
X10
X11
X12
Note: X11 connectors must
be gold. See Appendix C,
Spare Parts for order
number.
Table A- 41 Connector pin locations for CPU 1212C DC/DC/Relay (6ES7 212-1HE31-0XB0)
Pin X10 X11 (gold) X12
1 L+ / 24VDC 2 M 1L
2 M / 24VDC AI 0 DQ a.0
3 Functional Earth AI 1 DQ a.1
4 L+ / 24VDC Sensor Out -- DQ a.2
5 M / 24VDC Sensor Out -- DQ a.3
6 1M -- 2L
7 DI a.0 -- DQ a.4
8 DI a.1 -- DQ a.5
9 DI a.2 -- --
10 DI a.3 -- --

Technical specifications
A.3 CPU 1212C
S7-1200 Programmable controller
System Manual, 04/2012, A5E02486680-06 723
Pin X10 X11 (gold) X12
11 DI a.4 -- --
12 DI a.5 -- --
13 DI a.6 -- --
14 DI a.7 -- --
Table A- 42 CPU 1212C DC/DC/DC (6ES7-212-1AE31-0XB0)
① 24 VDC Sensor Power
Out
For additional noise
immunity, connect "M"
to chassis ground even
if not using sensor
supply.
② For sinking inputs,
connect "-" to "M"
(shown).
For sourcing inputs,
connect "+" to "M".
X10
X11
X12
Note: X11 connectors must
be gold. See Appendix C,
Spare Parts for order
number.
Table A- 43 Connector pin locations for CPU 1212C DC/DC/DC (6ES7 212-1AE31-0XB0)
Pin X10 X11 (gold) X12
1 L+ / 24VDC 2 M 3L+
2 M / 24VDC AI 0 3M
3 Functional Earth AI 1 DQ a.0
4 L+ / 24VDC Sensor Out -- DQ a.1
5 M / 24VDC Sensor Out -- DQ a.2
6 1M -- DQ a.3
7 DI a.0 -- DQ a.4
8 DI a.1 -- DQ a.5
9 DI a.2 -- --
10 DI a.3 -- --
11 DI a.4 -- --
12 DI a.5 -- --

Technical specifications
A.4 CPU 1214C
S7-1200 Programmable controller
724 System Manual, 04/2012, A5E02486680-06
Pin X10 X11 (gold) X12
13 DI a.6 -- --
14 DI a.7 -- --
Note
Unused analog inputs should be shorted.
A.4 CPU 1214C
A.4.1 General specifications and features
Table A- 44 General
Technical data CPU 1214C
AC/DC/Relay
CPU 1214C
DC/DC/Relay
CPU 1214C
DC/DC/DC
Order number 6ES7 214-1BG31-0XB0 6ES7 214-1HG31-0XB0 6ES7 214-1AG31-0XB0
Dimensions W x H x D (mm) 110 x 100 x 75 110 x 100 x 75 110 x 100 x 75
Shipping weight 475 grams 435 grams 415 grams
Power dissipation 14 W 12 W 12 W
Current available (SM and CM bus) 1600 mA max.
(5 VDC)
1600 mA max.
(5 VDC)
1600 mA max.
(5 VDC)
Current available (24 VDC) 400 mA max.
(sensor power)
400 mA max.
(sensor power)
400 mA max.
(sensor power)
Digital input current consumption
(24VDC)
4 mA/input used 4 mA/input used 4 mA/input used
Table A- 45 CPU features
Technical data Description
Work 75 Kbytes
Load 4 Mbytes internal, expandable up to SD card size
User memory1
Retentive 10 Kbytes
On-board digital I/O 14 inputs/10 outputs
On-board analog I/O 2 inputs
Process image size 1024 bytes of inputs (I)/1024 bytes of outputs (Q)
Bit memory (M) 8192 bytes

Technical specifications
A.4 CPU 1214C
S7-1200 Programmable controller
System Manual, 04/2012, A5E02486680-06 725
Technical data Description
Temporary (local) memory 16 Kbytes for startup and program cycle (including associated FBs and FCs)
4 Kbytes for standard interrupt events including FBs and FCs
4 Kbytes for error interrupt events including FBs and FCs
Signal modules expansion 8 SMs max.
SB, CB, BB expansion 1 max.
Communication module expansion 3 CMs max.
High-speed counters 6 total, see table Operation of the high-speed counter (Page 339)
Single phase: 3 at 100 kHz and 3 at 30 kHz clock rate,
Quadrature phase: 3 at 80 kHz and 3 at 20 kHz clock rate
Pulse outputs 2 4
Pulse catch inputs 14
Time delay / cyclic interrupts 4 total with 1 ms resolution
Edge interrupts 12 rising and 12 falling (14 and 14 with optional signal board)
Memory card SIMATIC Memory Card (optional)
Real time clock accuracy +/- 60 seconds/month
Real time clock retention time 20 days typ./12 days min. at 40°C (maintenance-free Super Capacitor)
1 The size of the user program, data, and configuration is limited by the available load memory and work memory in the
CPU. There is no specific limit to the number of OB, FC, FB and DB blocks supported or to the size of a particular block;
the only limit is due to overall memory size.
2 For CPU models with relay outputs, you must install a digital signal board (SB) to use the pulse outputs.
Table A- 46 Performance
Type of instruction Execution speed
Boolean 0.08 μs/instruction
Move Word 1.7 μs/instruction
Real math 2.3 μs/instruction
A.4.2 Timers, counters and code blocks supported by CPU 1214C
Table A- 47 Blocks, timers and counters supported by CPU 1214C
Element Description
Type OB, FB, FC, DB
Size 64 Kbytes
Quantity Up to 1024 blocks total (OBs + FBs + FCs + DBs)
Address range for FBs, FCs,
and DBs
1 to 65535 (such as FB 1 to FB 65535)
Blocks
Nesting depth 16 from the program cycle or start up OB; 4 from the time delay
interrupt, time-of-day interrupt, cyclic interrupt, hardware interrupt,
time error interrupt, or diagnostic error interrupt OB

Technical specifications
A.4 CPU 1214C
S7-1200 Programmable controller
726 System Manual, 04/2012, A5E02486680-06
Element Description
Monitoring Status of 2 code blocks can be monitored simultaneously
Program cycle Multiple: OB 1, OB 200 to OB 65535
Startup Multiple: OB 100, OB 200 to OB 65535
Time-delay interrupts and
cyclic interrupts
41 (1 per event): OB 200 to OB 65535
Hardware interrupts (edges
and HSC)
50 (1 per event): OB 200 to OB 65535
Time error interrupts 1: OB 80
OBs
Diagnostic error interrupts 1: OB 82
Type IEC
Quantity Limited only by memory size
Timers
Storage Structure in DB, 16 bytes per timer
Type IEC
Quantity Limited only by memory size
Counters
Storage Structure in DB, size dependent upon count type
SInt, USInt: 3 bytes
Int, UInt: 6 bytes
DInt, UDInt: 12 bytes
1 Time-delay and cyclic interrupts use the same resources in the CPU. You can have only a total of 4 of these interrupts
(time-delay plus cyclic interrupts). You cannot have 4 time-delay interrupts and 4 cyclic interrupts.
Table A- 48 Communication
Technical data Description
Number of ports 1
Type Ethernet
HMI device1 3
Programming device (PG) 1
Connections 8 for Open User Communication (active or passive): TSEND_C,
TRCV_C, TCON, TDISCON, TSEND, and TRCV
3 for server GET/PUT (CPU-to-CPU) S7 communication
8 for client GET/PUT (CPU-to-CPU) S7 communication
Data rates 10/100 Mb/s
Isolation (external signal to PLC logic) Transformer isolated, 1500 VAC, for short term event safety only
Cable type CAT5e shielded
1 The CPU provides dedicated HMI connections to support up to 3 HMI devices. (You can have up to 2 SIMATIC Comfort
panels.) The total number of HMI is affected by the types of HMI panels in your configuration. For example, you could
have up to three SIMATIC Basic panels connected to your CPU, or you could have up to two SIMATIC Comfort panels
with one additional Basic panel.

Technical specifications
A.4 CPU 1214C
S7-1200 Programmable controller
System Manual, 04/2012, A5E02486680-06 727
Table A- 49 Power supply
Technical data CPU 1214C
AC/DC/Relay
CPU 1214C
DC/DC/Relay
CPU 1214C
DC/DC/DC
Voltage range 85 to 264 VAC 20.4 VDC to 28.8 VDC
22.0 VDC to 28.8 VDC for ambient
temperature -20° C to 0° C
Line frequency 47 to 63 Hz --
CPU only 100 mA at 120 VAC
50 mA at 240 VAC
500 mA at 24 VDC Input current
(max. load)
CPU with all expansion
accessories
300 mA at 120 VAC
150 mA at 240 VAC
1500 mA at 24 VDC
Inrush current (max.) 20 A at 264 VAC 12 A at 28.8 VDC
Isolation (input power to logic) 1500 VAC Not isolated
Ground leakage, AC line to functional
earth
0.5 mA max. -
Hold up time (loss of power) 20 ms at 120 VAC
80 ms at 240 VAC
10 ms at 24 VDC
Internal fuse, not user replaceable 3 A, 250 V, slow blow
Table A- 50 Sensor power
Technical data CPU 1214C
AC/DC/Relay
CPU 1214C
DC/DC/Relay
CPU 1214C
DC/DC/DC
Voltage range 20.4 to 28.8 VDC L+ minus 4 VDC min.
L+ minus 5 VDC min. for ambient
temperature -20° C to 0° C
Output current rating (max.) 400 mA (short circuit protected)
Maximum ripple noise (<10 MHz) < 1 V peak to peak Same as input line
Isolation (CPU logic to sensor power) Not isolated
A.4.3 Digital inputs and outputs
Table A- 51 Digital inputs
Technical data CPU 1214C
AC/DC/Relay
CPU 1214C
DC/DC/Relay
CPU 1214C
DC/DC/DC
Number of inputs 14
Type Sink/Source (IEC Type 1 sink)
Rated voltage 24 VDC at 4 mA, nominal
Continuous permissible voltage 30 VDC, max.
Surge voltage 35 VDC for 0.5 sec.
Logic 1 signal (min.) 15 VDC at 2.5 mA
Logic 0 signal (max.) 5 VDC at 1 mA

Technical specifications
A.4 CPU 1214C
S7-1200 Programmable controller
728 System Manual, 04/2012, A5E02486680-06
Technical data CPU 1214C
AC/DC/Relay
CPU 1214C
DC/DC/Relay
CPU 1214C
DC/DC/DC
Isolation (field side to logic) 500 VAC for 1 minute
Isolation groups 1
Filter times 0.2, 0.4, 0.8, 1.6, 3.2, 6.4, and 12.8 ms (selectable in groups of 4)
HSC clock input rates (max.)
(Logic 1 Level = 15 to 26 VDC)
Single phase: 100 KHz (Ia.0 to Ia.5) and 30 KHz (Ia.6 to Ib.5)
Quadrature phase: 80 KHz (Ia.0 to Ia.5) and 20 KHz (Ia.6 to Ib.5)
Number of inputs on simultaneously 7 (no adjacent points) at 60° C horizontal or 50° C vertical
14 at 55° C horizontal or 45° C vertical
Cable length (meters) 500 m shielded, 300 m unshielded, 50 m shielded for HSC inputs
Table A- 52 Digital outputs
Technical data CPU 1214C AC/DC/Relay
and DC/DC/Relay
CPU 1214C
DC/DC/DC
Number of outputs 10 10
Type Relay, dry contact Solid state - MOSFET (sourcing)
Voltage range 5 to 30 VDC or 5 to 250 VAC 20.4 to 28.8 VDC
Logic 1 signal at max. current -- 20 VDC min.
Logic 0 signal with 10 KΩ load -- 0.1 VDC max.
Current (max.) 2.0 A 0.5 A
Lamp load 30 W DC / 200 W AC 5 W
ON state resistance 0.2 Ω max. when new 0.6 Ω max.
Leakage current per point -- 10 μA max.
Surge current 7 A with contacts closed 8 A for 100 ms max.
Overload protection No No
Isolation (field side to logic) 1500 VAC for 1 minute (coil to contact)
None (coil to logic)
500 VAC for 1 minute
Isolation resistance 100 MΩ min. when new --
Isolation between open contacts 750 VAC for 1 minute --
Isolation groups 2 1
Inductive clamp voltage -- L+ minus 48 VDC,
1 W dissipation
Switching delay (Qa.0 to Qa.3) 10 ms max. 1.0 μs max., off to on
3.0 μs max., on to off
Switching delay (Qa.4 to Qb.1) 10 ms max. 50 μs max., off to on
200 μs max., on to off
Maximum relay switching frequency 1 Hz --
Pulse Train Output rate
(Qa.0 and Qa.2)
Not recommended 1 100 KHz max.,
2 Hz min. 2
Lifetime mechanical (no load) 10,000,000 open/close cycles --
Lifetime contacts at rated load 100,000 open/close cycles --
Behavior on RUN to STOP Last value or substitute value (default value 0)

Technical specifications
A.4 CPU 1214C
S7-1200 Programmable controller
System Manual, 04/2012, A5E02486680-06 729
Technical data CPU 1214C AC/DC/Relay
and DC/DC/Relay
CPU 1214C
DC/DC/DC
Number of outputs on simultaneously 5 (no adjacent points) at 60° C horizontal or 50° C vertical
10 at 55° C horizontal or 45° C vertical
Cable length (meters) 500 m shielded, 150 m unshielded
1 For CPU models with relay outputs, you must install a digital signal board (SB) to use the pulse outputs.
2 Depending on your pulse receiver and cable, an additional load resistor (at least 10% of rated current) may improve
pulse signal quality and noise immunity.
A.4.4 Analog inputs
Table A- 53 Analog inputs
Technical data Description
Number of inputs 2
Type Voltage (single-ended)
Full-scale range 0 to 10 V
Full-scale range (data word) 0 to 27648
Overshoot range 10.001 to 11.759 V
Overshoot range (data word) 27,649 to 32,511
Overflow range 11.760 to 11.852 V
Overflow range (data word) 32,512 to 32,767
Resolution 10 bits
Maximum withstand voltage 35 VDC
Smoothing None, Weak, Medium, or Strong
See the table for step response (ms) for the analog inputs of the CPU
(Page 730).
Noise rejection 10, 50, or 60 Hz
Impedance ≥100 KΩ
Isolation (field side to logic) None
Accuracy (25°C / -20 to 60°C) 3.0% / 3.5% of full-scale
Cable length (meters) 100 m, shielded twisted pair

Technical specifications
A.4 CPU 1214C
S7-1200 Programmable controller
730 System Manual, 04/2012, A5E02486680-06
A.4.4.1 Step response of the built-in analog inputs of the CPU
Table A- 54 Step Response (ms), 0V to 10V measured at 95%
Rejection frequency (Integration time)
Smoothing selection (sample averaging)
60 Hz 50 Hz 10 Hz
None (1 cycle): No averaging 50 ms 50 ms 100 ms
Weak (4 cycles): 4 samples 60ms 70 ms 200 ms
Medium (16 cycles): 16 samples 200 ms 240 ms 1150 ms
Strong (32 cycles): 32 samples 400 ms 480 ms 2300 ms
Sample time 4.17 ms 5 ms 25 ms
A.4.4.2 Sample time for the built-in analog ports of the CPU
Table A- 55 Sample time for built-in analog inputs of the CPU
Rejection frequency (Integration time selection) Sample time
60 Hz (16.6 ms) 4.17 ms
50 Hz (20 ms) 5 ms
10 Hz (100 ms) 25 ms

Technical specifications
A.4 CPU 1214C
S7-1200 Programmable controller
System Manual, 04/2012, A5E02486680-06 731
A.4.5 CPU 1214C Wiring Diagrams
Table A- 56 CPU 1214C AC/DC/Relay (6ES7 214-1BG31-0XB0)
① 24 VDC Sensor Power
Out
For additional noise
immunity, connect "M"
to chassis ground even
if not using sensor
supply.
② For sinking inputs,
connect "-" to "M"
(shown).
For sourcing inputs,
connect "+" to "M".
X10
X11
X12
Note: X11 connectors must
be gold. See Appendix C,
Spare Parts for order
number.
Table A- 57 Connector pin locations for CPU 1214C AC/DC/Relay (6ES7 214-1BG31-0XB0)
Pin X10 X11 (gold) X12
1 L1 / 120-240 VAC 2 M 1L
2 N / 120-240 VAC AI 0 DQ a.0
3 Functional Earth AI 1 DQ a.1
4 L+ / 24VDC Sensor Out -- DQ a.2
5 M / 24VDC Sensor Out -- DQ a.3
6 1M -- DQ a.4
7 DI a.0 -- 2L
8 DI a.1 -- DQ a.5
9 DI a.2 -- DQ a.6
10 DI a.3 -- DQ a.7
11 DI a.4 -- DQ b.0
12 DI a.5 -- DQ b.1
13 DI a.6 -- --
14 DI a.7 -- --
15 DI b.0 -- --
16 DI b.1 -- --
17 DI b.2 -- --
18 DI b.3 -- --
19 DI b.4 -- --
20 DI b.5 -- --

Technical specifications
A.4 CPU 1214C
S7-1200 Programmable controller
732 System Manual, 04/2012, A5E02486680-06
Table A- 58 CPU 1214C DC/DC/Relay (6ES7 214-1HG31-0XB0)
① 24 VDC Sensor Power
Out
For additional noise
immunity, connect "M"
to chassis ground even
if not using sensor
supply.
② For sinking inputs,
connect "-" to "M"
(shown).
For sourcing inputs,
connect "+" to "M".
X11
X10
X12
Note: X11 connectors must
be gold. See Appendix C,
Spare Parts for order
number.
Table A- 59 Connector pin locations for CPU 1214C DC/DC/Relay (6ES7 214-1HG31-0XB0)
Pin X10 X11 (gold) X12
1 L+ / 24VDC 2 M 1L
2 M / 24VDC AI 0 DQ a.0
3 Functional Earth AI 1 DQ a.1
4 L+ / 24VDC Sensor Out -- DQ a.2
5 M / 24VDC Sensor Out -- DQ a.3
6 1M -- DQ a.4
7 DI a.0 -- 2L
8 DI a.1 -- DQ a.5
9 DI a.2 -- DQ a.6
10 DI a.3 -- DQ a.7
11 DI a.4 -- DQ b.0
12 DI a.5 -- DQ b.1
13 DI a.6 -- --
14 DI a.7 -- --
15 DI b.0 -- --
16 DI b.1 -- --
17 DI b.2 -- --
18 DI b.3 -- --
19 DI b.4 -- --
20 DI b.5 -- --

Technical specifications
A.4 CPU 1214C
S7-1200 Programmable controller
System Manual, 04/2012, A5E02486680-06 733
Table A- 60 CPU 1214C DC/DC/DC (6ES7 214-1AG31-0XB0)
① 24 VDC Sensor Power
Out
For additional noise
immunity, connect "M"
to chassis ground even
if not using sensor
supply.
② For sinking inputs,
connect "-" to "M"
(shown).
For sourcing inputs,
connect "+" to "M".
X11
X12
X10
Note: X11 connectors must
be gold. See Appendix C,
Spare Parts for order
number.
Table A- 61 Connector pin locations for CPU 1214C DC/DC/DC (6ES7 214-1AG31-0XB0)
Pin X10 X11 (gold) X12
1 L+ / 24VDC 2 M 3L+
2 M / 24VDC AI 0 3M
3 Functional Earth AI 1 DQ a.0
4 L+ / 24VDC Sensor Out -- DQ a.1
5 M / 24VDC Sensor Out -- DQ a.2
6 1M -- DQ a.3
7 DI a.0 -- DQ a.4
8 DI a.1 -- DQ a.5
9 DI a.2 -- DQ a.6
10 DI a.3 -- DQ a.7
11 DI a.4 -- DQ b.0
12 DI a.5 -- DQ b.1
13 DI a.6 -- --
14 DI a.7 -- -
15 DI b.0 -- --
16 DI b.1 -- --
17 DI b.2 -- --
18 DI b.3 -- --

Technical specifications
A.5 CPU 1215C
S7-1200 Programmable controller
734 System Manual, 04/2012, A5E02486680-06
Pin X10 X11 (gold) X12
19 DI b.4 -- --
20 DI b.5 -- --
Note
Unused analog inputs should be shorted.
A.5 CPU 1215C
A.5.1 General specifications and features
Table A- 62 General
Technical data CPU 1215C
AC/DC/Relay
CPU 1215C
DC/DC/Relay
CPU 1215C
DC/DC/DC
Order number 6ES7 215-1BG31-0XB0 6ES7 215-1HG31-0XB0 6ES7 215-1AG31-0XB0
Dimensions W x H x D (mm) 130 x 100 x 75 130 x 100 x 75 130 x 100 x 75
Shipping weight 550 grams 585 grams 520 grams
Power dissipation 14 W 12 W 12 W
Current available (SM and CM bus) 1600 mA max.
(5 VDC)
1600 mA max.
(5 VDC)
1600 mA max.
(5 VDC)
Current available (24 VDC) 400 mA max.
(sensor power)
400 mA max.
(sensor power)
400 mA max.
(sensor power)
Digital input current consumption
(24VDC)
4 mA/input used 4 mA/input used 4 mA/input used
Table A- 63 CPU features
Technical data Description
Work 100 Kbytes
Load 4 Mbytes, internal, expandable up to SD card size
User memory1
Retentive 10 Kbytes
On-board digital I/O 14 inputs/10 outputs
On-board analog I/O 2 inputs/2 outputs
Process image size 1024 bytes of inputs (I)/1024 bytes of outputs (Q)
Bit memory (M) 8192 bytes

Technical specifications
A.5 CPU 1215C
S7-1200 Programmable controller
System Manual, 04/2012, A5E02486680-06 735
Technical data Description
Temporary (local) memory 16 Kbytes for startup and program cycle (including associated FBs and FCs)
4 Kbytes for standard interrupt events including FBs and FCs
4 Kbytes for error interrupt events including FBs and FCs
Signal modules expansion 8 SMs max.
SB, CB, BB expansion 1 max.
Communication module expansion 3 CMs max.
High-speed counters 6 total, see table HSC input assignments for CPU 1215C
Single phase: 3 at 100 kHz and 3 at 30 kHz clock rate
Quadrature phase: 3 at 80 kHz and 3 at 20 kHz clock rate
Pulse outputs 2 4
Pulse catch inputs 14
Time delay / cyclic interrupts 4 total with 1 ms resolution
Edge interrupts 12 rising and 12 falling (14 and 14 with optional signal board)
Memory card SIMATIC Memory Card (optional)
Real time clock accuracy +/- 60 seconds/month
Real time clock retention time 20 days typ./12 days min. at 40°C (maintenance-free Super Capacitor)
1 The size of the user program, data, and configuration is limited by the available load memory and work memory in the
CPU. There is no specific limit to the number of OB, FC, FB and DB blocks supported or to the size of a particular block;
the only limit is due to overall memory size.
2 For CPU models with relay outputs, you must install a digital signal board (SB) to use the pulse outputs.
Table A- 64 Performance
Type of instruction Execution speed
Boolean 0.08 μs/instruction
Move Word 1.7 μs/instruction
Real math 2.3 μs/instruction
A.5.2 Timers, counters and code blocks supported by CPU 1215C
Table A- 65 Blocks, timers and counters supported by CPU 1215C
Element Description
Type OB, FB, FC, DB
Size 64 Kbytes
Quantity Up to 1024 blocks total (OBs + FBs + FCs + DBs)
Address range for FBs, FCs,
and DBs
1 to 65535 (such as FB 1 to FB 65535)
Blocks
Nesting depth 16 from the program cycle or start up OB; 4 from the time delay
interrupt, time-of-day interrupt, cyclic interrupt, hardware interrupt,
time error interrupt, or diagnostic error interrupt OB

Technical specifications
A.5 CPU 1215C
S7-1200 Programmable controller
736 System Manual, 04/2012, A5E02486680-06
Element Description
Monitoring Status of 2 code blocks can be monitored simultaneously
Program cycle Multiple: OB 1, OB 200 to OB 65535
Startup Multiple: OB 100, OB 200 to OB 65535
Time-delay interrupts and
cyclic interrupts
41 (1 per event): OB 200 to OB 65535
Hardware interrupts (edges
and HSC)
50 (1 per event): OB 200 to OB 65535
Time error interrupts 1: OB 80
OBs
Diagnostic error interrupts 1: OB 82
Type IEC
Quantity Limited only by memory size
Timers
Storage Structure in DB, 16 bytes per timer
Type IEC
Quantity Limited only by memory size
Counters
Storage Structure in DB, size dependent upon count type
SInt, USInt: 3 bytes
Int, UInt: 6 bytes
DInt, UDInt: 12 bytes
1 Time-delay and cyclic interrupts use the same resources in the CPU. You can have only a total of 4 of these interrupts
(time-delay plus cyclic interrupts). You cannot have 4 time-delay interrupts and 4 cyclic interrupts.
Table A- 66 Communication
Technical data Description
Number of ports 2
Type Ethernet
HMI device1 3
Programming device (PG) 1
Connections 8 for Open User Communication (active or passive): TSEND_C,
TRCV_C, TCON, TDISCON, TSEND, and TRCV
3 for server GET/PUT (CPU-to-CPU) S7 communication
8 for client GET/PUT (CPU-to-CPU) S7 communication
Data rates 10/100 Mb/s
Isolation (external signal to PLC logic) Transformer isolated, 1500 VAC, for short term event safety only
Cable type CAT5e shielded
1 The CPU provides dedicated HMI connections to support up to 3 HMI devices. (You can have up to 2 SIMATIC Comfort
panels.) The total number of HMI is affected by the types of HMI panels in your configuration. For example, you could
have up to three SIMATIC Basic panels connected to your CPU, or you could have up to two SIMATIC Comfort panels
with one additional Basic panel.

Technical specifications
A.5 CPU 1215C
S7-1200 Programmable controller
System Manual, 04/2012, A5E02486680-06 737
Table A- 67 Power supply
Technical data CPU 1215C
AC/DC/Relay
CPU 1215C
DC/DC/Relay
CPU 1215C
DC/DC/DC
Voltage range 85 to 264 VAC 20.4 VDC to 28.8 VDC
22.0 VDC to 28.8 VDC for ambient
temperature -20° C to 0° C
Line frequency 47 to 63 Hz --
CPU only 100 mA at 120 VAC
50 mA at 240 VAC
500 mA at 24 VDC Input current
(max. load)
CPU with all expansion
accessories
300 mA at 120 VAC
150 mA at 240 VAC
1500 mA at 24 VDC
Inrush current (max.) 20 A at 264 VAC 12 A at 28.8 VDC
Isolation (input power to logic) 1500 VAC Not isolated
Ground leakage, AC line to functional
earth
0.5 mA max. -
Hold up time (loss of power) 20 ms at 120 VAC
80 ms at 240 VAC
10 ms at 24 VDC
Internal fuse, not user replaceable 3 A, 250 V, slow blow
Table A- 68 Sensor power
Technical data CPU 1215C
AC/DC/Relay
CPU 1215C
DC/DC/Relay
CPU 1215C
DC/DC/DC
Voltage range 20.4 to 28.8 VDC L+ minus 4 VDC min.
L+ minus 5 VDC min. for ambient
temperature -20° C to 0° C
Output current rating (max.) 400 mA (short circuit protected)
Maximum ripple noise (<10 MHz) < 1 V peak to peak Same as input line
Isolation (CPU logic to sensor power) Not isolated
A.5.3 Digital inputs and outputs
Table A- 69 Digital inputs
Technical data CPU 1215C
AC/DC/Relay
CPU 1215C
DC/DC/Relay
CPU 1215C
DC/DC/DC
Number of inputs 14
Type Sink/Source (IEC Type 1 sink)
Rated voltage 24 VDC at 4 mA, nominal
Continuous permissible voltage 30 VDC, max.
Surge voltage 35 VDC for 0.5 sec.
Logic 1 signal (min.) 15 VDC at 2.5 mA
Logic 0 signal (max.) 5 VDC at 1 mA

Technical specifications
A.5 CPU 1215C
S7-1200 Programmable controller
738 System Manual, 04/2012, A5E02486680-06
Technical data CPU 1215C
AC/DC/Relay
CPU 1215C
DC/DC/Relay
CPU 1215C
DC/DC/DC
Isolation (field side to logic) 500 VAC for 1 minute
Isolation groups 1
Filter times 0.2, 0.4, 0.8, 1.6, 3.2, 6.4, and 12.8 ms (selectable in groups of 4)
HSC clock input rates (max.)
(Logic 1 Level = 15 to 26 VDC)
Single phase: 100 KHz (Ia.0 to Ia.5) and 30 KHz (Ia.6 to Ib.5)
Quadrature phase: 80 KHz (Ia.0 to Ia.5) and 20 KHz (Ia.6 to Ib.5)
Number of inputs on simultaneously 7 (no adjacent points) at 60° C horizontal or 50° C vertical
14 at 55° C horizontal or 45° C vertical
Cable length (meters) 500 m shielded, 300 m unshielded, 50 m shielded for HSC inputs
Table A- 70 Digital outputs
Technical data CPU 1215C AC/DC/Relay
and CPU 1215C DC/DC/Relay
CPU 1215C DC/DC/DC
Number of outputs 10 10
Type Relay, dry contact Solid state - MOSFET (sourcing)
Voltage range 5 to 30 VDC or 5 to 250 VAC 20.4 to 28.8 VDC
Logic 1 signal at max. current -- 20 VDC min.
Logic 0 signal with 10 KΩ load -- 0.1 VDC max.
Current (max.) 2.0 A 0.5 A
Lamp load 30 W DC / 200 W AC 5 W
ON state resistance 0.2 Ω max. when new 0.6 Ω max.
Leakage current per point -- 10 μA max.
Surge current 7 A with contacts closed 8 A for 100 ms max.
Overload protection No No
Isolation (field side to logic) 1500 VAC for 1 minute (coil to contact)
None (coil to logic)
500 VAC for 1 minute
Isolation resistance 100 MΩ min. when new --
Isolation between open contacts 750 VAC for 1 minute --
Isolation groups 2 1
Inductive clamp voltage -- L+ minus 48 VDC,
1 W dissipation
Switching delay (Qa.0 to Qa.3) 10 ms max. 1.0 μs max., off to on
3.0 μs max., on to off
Switching delay (Qa.4 to Qb.1) 10 ms max. 50 μs max., off to on
200 μs max., on to off
Maximum relay switching frequency 1 Hz --
Pulse Train Output rate
(Qa.0 and Qa.2)
Not recommended 1 100 KHz max.,
2 Hz min. 2
Lifetime mechanical (no load) 10,000,000 open/close cycles --
Lifetime contacts at rated load 100,000 open/close cycles --
Behavior on RUN to STOP Last value or substitute value (default value 0)

Technical specifications
A.5 CPU 1215C
S7-1200 Programmable controller
System Manual, 04/2012, A5E02486680-06 739
Technical data CPU 1215C AC/DC/Relay
and CPU 1215C DC/DC/Relay
CPU 1215C DC/DC/DC
Number of outputs on simultaneously 5 (no adjacent points) at 60° C horizontal or 50° C vertical
10 at 55° C horizontal or 45° C vertical
Cable length (meters) 500 m shielded, 150 m unshielded
1 For CPU models with relay outputs, you must install a digital signal board (SB) to use the pulse outputs.
2 Depending on your pulse receiver and cable, an additional load resistor (at least 10% of rated current) may improve
pulse signal quality and noise immunity.
A.5.4 Analog inputs and outputs
A.5.4.1 Analog input specifications
Table A- 71 Analog inputs
Technical data Description
Number of inputs 2
Type Voltage (single-ended)
Full-scale range 0 to 10 V
Full-scale range (data word) 0 to 27648
Overshoot range 10.001 to 11.759 V
Overshoot range (data word) 27,649 to 32,511
Overflow range 11.760 to 11.852 V
Overflow range (data word) 32,512 to 32,767
Resolution 10 bits
Maximum withstand voltage 35 VDC
Smoothing None, Weak, Medium, or Strong
See the table for step response (ms) for the analog inputs of the CPU.
Noise rejection 10, 50, or 60 Hz
Impedance ≥100 KΩ
Isolation (field side to logic) None
Accuracy (25°C / -20 to 60°C) 3.0% / 3.5% of full-scale
Cable length (meters) 100 m, shielded twisted pair

Technical specifications
A.5 CPU 1215C
S7-1200 Programmable controller
740 System Manual, 04/2012, A5E02486680-06
A.5.4.2 Step response of built-in analog inputs of the CPU
Table A- 72 Step Response (ms), 0V to 10V measured at 95%
Rejection frequency (Integration time)
Smoothing selection (sample averaging)
60 Hz 50 Hz 10 Hz
None (1 cycle): No averaging 50 ms 50 ms 100 ms
Weak (4 cycles): 4 samples 60ms 70 ms 200 ms
Medium (16 cycles): 16 samples 200 ms 240 ms 1150 ms
Strong (32 cycles): 32 samples 400 ms 480 ms 2300 ms
Sample time 4.17 ms 5 ms 25 ms
A.5.4.3 Sample time for the built-in analog ports of the CPU
Table A- 73 Sample time for built-in analog inputs of the CPU
Rejection frequency (Integration time selection) Sample time
60 Hz (16.6 ms) 4.17 ms
50 Hz (20 ms) 5 ms
10 Hz (100 ms) 25 ms
A.5.4.4 Analog output specifications
Analog outputs
Table A- 74 Analog outputs
Technical data Description
Number of outputs 2
Type Current
Full-scale range 0 to 20 mA
Full-scale range (data word) 0 to 27648
Overshoot range 20.01 to 23.52 mA1
Overshoot range (data word) 27,649 to 32,511
Overflow range see footnote 2
Overflow range data word 32,512 to 32,767
Resolution 10 bits
Output drive impedance ≤500 Ω max.
Isolation (field side to logic) None
Accuracy (25°C / -20 to 60°C) 3.0% / 3.5% of full-scale

Technical specifications
A.5 CPU 1215C
S7-1200 Programmable controller
System Manual, 04/2012, A5E02486680-06 741
Technical data Description
Settling time 2 ms
Cable length (meters) 100 m, shielded twisted pair
1 For the CPU 1215C with DC power supply: at supply voltage 20.4 VDC, up to 400 Ω output drive impedance is
supported in overshoot range.
2 In an overflow condition, analog outputs will behave according to the device configuration properties settings. In the
"Reaction to CPU STOP" parameter, select either: Use substitute value or Keep last value.
A.5.5 CPU 1215C Wiring Diagrams
Table A- 75 CPU 1215C AC/DC/Relay (6ES7 215-1BG31-0XB0)
X10
X11
X12
① 24 VDC Sensor Power Out
For additional noise immunity, connect "M" to chassis ground even if not using sensor
supply.
② For sinking inputs, connect "-" to "M" (shown).
For sourcing inputs, connect "+" to "M".
Note: X11 connectors must be gold. See Appendix C, Spare Parts for order number.
Table A- 76 Connector pin locations for CPU 1215C AC/DC/Relay (6ES7 215-1BG31-0XB0)
Pin X10 X11 (gold) X12
1 L1 /120-240 VAC 2 M 1L
2 N / 120 - 240 VAC AQ 0 DQ a.0

Technical specifications
A.5 CPU 1215C
S7-1200 Programmable controller
742 System Manual, 04/2012, A5E02486680-06
Pin X10 X11 (gold) X12
3 Functional Earth AQ 1 DQ a.1
4 L+ / 24VDC Sensor Out 3M DQ a.2
5 M / 24VDC Sensor Out AI 0 DQ a.3
6 1M AI 1 DQ a.4
7 DI a.0 -- 2L
8 DI a.1 -- DQ a.5
9 DI a.2 -- DQ a.6
10 DI a.3 -- DQ a.7
11 DI a.4 -- DQ b.0
12 DI a.5 -- DQ b.1
13 DI a.6 -- --
14 DI a.7 -- --
15 DI b.0 -- --
16 DI b.1 -- --
17 DI b.2 -- --
18 DI b.3 -- --
19 DI b.4 -- --
20 DI b.5 -- --

Technical specifications
A.5 CPU 1215C
S7-1200 Programmable controller
System Manual, 04/2012, A5E02486680-06 743
Table A- 77 CPU 1215C DC/DC/Relay (6ES7 215-1HG31-0XB0)
X10
X11
X12
① 24 VDC Sensor Power Out
For additional noise immunity, connect "M" to chassis ground even if not using sensor
supply.
② For sinking inputs, connect "-" to "M" (shown). For sourcing inputs, connect "+" to "M".
Note: X11 connectors must be gold. See Appendix C, Spare Parts for order number.
Table A- 78 Connector pin locations for CPU 1215C DC/DC/Relay (6ES7 215-1HG31-0XB0)
Pin X10 X11 (gold) X12
1 L+ / 24VDC 2 M 1L
2 M / 24VDC AQ 0 DQ a.0
3 Functional Earth AQ 1 DQ a.1
4 L+ / 24VDC Sensor Out 2M DQ a.2
5 M / 24VDC Sensor Out AI 0 DQ a.3
6 1M AI 1 DQ a.4
7 DI a.0 -- 2L
8 DI a.1 -- DQ a.5
9 DI a.2 -- DQ a.6
10 DI a.3 -- DQ a.7
11 DI a.4 -- DQ b.0
12 DI a.5 -- DQ b.1
13 DI a.6 -- --
14 DI a.7 -- --

Technical specifications
A.5 CPU 1215C
S7-1200 Programmable controller
744 System Manual, 04/2012, A5E02486680-06
Pin X10 X11 (gold) X12
15 DI b.0 -- --
16 DI b.1 -- --
17 DI b.2 -- --
18 DI b.3 -- --
19 DI b.4 -- --
20 DI b.5 -- --
Table A- 79 CPU 1215C DC/DC/DC (6ES7 215-1AG31-0XB0)
X10
X11
X12
① 24 VDC Sensor Power Out
For additional noise immunity, connect "M" to chassis ground even if not using sensor
supply.
② For sinking inputs, connect "-" to "M" (shown). For sourcing inputs, connect "+" to "M".
Note: X11 connectors must be gold. See Appendix C, Spare Parts for order number.
Table A- 80 Connector pin locations for CPU 1215C DC/DC/DC (6ES7 215-1AG31-0XB0)
Pin X10 X11 (gold) X12
1 L1 / 24VDC 2 M 4L+
2 M / 24VDC AQ 0 4M
3 Functional Earth AQ 1 DQ a.0
4 L+ / 24VDC Sensor Out 3M DQ a.1

Technical specifications
A.6 Digital signal modules (SMs)
S7-1200 Programmable controller
System Manual, 04/2012, A5E02486680-06 745
Pin X10 X11 (gold) X12
5 M / 24VDC Sensor Out AI 0 DQ a.2
6 1M AI 1 DQ a.3
7 DI a.0 -- DQ a.4
8 DI a.1 -- DQ a.5
9 DI a.2 -- DQ a.6
10 DI a.3 -- DQ a.7
11 DI a.4 -- DQ b.0
12 DI a.5 -- DQ b.1
13 DI a.6 -- --
14 DI a.7 -- --
15 DI b.0 -- --
16 DI b.1 -- --
17 DI b.2 -- --
18 DI b.3 -- --
19 DI b.4 -- --
20 DI b.5 -- --
Note
Unused analog inputs should be shorted.
A.6 Digital signal modules (SMs)
A.6.1 SM 1221 digital input specifications
Table A- 81 General specifications
Model SM 1221 DI 8 x 24 VDC SM 1221 DI 16 x 24 VDC
Order number 6ES7 221-1BF30-0XB0 6ES7 221-1BH30-0XB0
Dimensions W x H x D (mm) 45 x 100 x 75 45 x 100 x 75
Weight 170 grams 210 grams
Power dissipation 1.5 W 2.5 W
Current consumption (SM Bus) 105 mA 130 mA
Current consumption (24 VDC) 4 mA / input used 4 mA / input used

Technical specifications
A.6 Digital signal modules (SMs)
S7-1200 Programmable controller
746 System Manual, 04/2012, A5E02486680-06
Table A- 82 Digital inputs
Model SM 1221 DI 8 x 24 VDC SM 1221 DI 16 x 24 VDC
Number of inputs 8 16
Type Sink/Source (IEC Type 1 sink) Sink/Source (IEC Type 1 sink)
Rated voltage 24 VDC at 4 mA, nominal 24 VDC at 4 mA, nominal
Continuous permissible voltage 30 VDC, max. 30 VDC, max.
Surge voltage 35 VDC for 0.5 sec. 35 VDC for 0.5 sec.
Logic 1 signal (min.) 15 VDC at 2.5 mA 15 VDC at 2.5 mA
Logic 0 signal (max.) 5 VDC at 1 mA 5 VDC at 1 mA
Isolation (field side to logic) 500 VAC for 1 minute 500 VAC for 1 minute
Isolation groups 2 4
Filter times 0.2, 0.4, 0.8, 1.6, 3.2, 6.4, and 12.8 ms
(selectable in groups of 4)
0.2, 0.4, 0.8, 1.6, 3.2, 6.4, and 12.8 ms
(selectable in groups of 4)
Number of inputs on simultaneously 8 16
Cable length (meters) 500 m shielded, 300 unshielded 500 m shielded, 300 unshielded
Table A- 83 Wiring diagrams for the digital input SMs
SM 1221 DI 8 x 24 VDC (6ES7 221-1BF30-0XB0) SM 1221 DI 16 x 24 VDC (6ES7 221-1BH30-0XB0)
X10
X11
X10
X11
X12
X13
① For sinking inputs, connect "-" to "M" (shown). For sourcing inputs, connect "+" to "M".

Technical specifications
A.6 Digital signal modules (SMs)
S7-1200 Programmable controller
System Manual, 04/2012, A5E02486680-06 747
Table A- 84 Connector pin locations for SM 1221 DI 8 x 24 VDC (6ES7 221-1BF30-0XB0)
Pin X10 X11
1 GND No connection
2 No connection No connection
3 1M 2M
4 DI a.0 DI a.4
5 DI a.1 DI a.5
6 DI a.2 DI a.6
7 DI a.3 DI a.7
Table A- 85 Connector pin locations for SM 1221 DI 16 x 24 VDC (6ES7 221-1BH30-0XB0)
Pin X10 X11 X12 X13
1 GND No connection No connection No connection
2 No connection No connection No connection No connection
3 1M 2M 3 M 4 M
4 DI a.0 DI a.4 DI b.0 DI b.4
5 DI a.1 DI a.5 DI b.1 DI b.5
6 DI a.2 DI a.6 DI b.2 DI b.6
7 DI a.3 DI a.7 DI b.3 DI b.7
A.6.2 SM 1222 8-Point Digital Output Specifications
Table A- 86 General specifications
Model SM 1222 DQ 8 x Relay SM 1222 DQ8 RLY
Changeover
SM 1222 DQ 8 x 24 VDC
Order number 6ES7 222-1HF30-0XB0 6ES7 222-1XF30-0XB0 6ES7 222-1BF30-0XB0
Dimensions W x H x D (mm) 45 x 100 x 75 70 x 100 x 75 45 x 100 x 75
Weight 190 grams 310 grams 180 grams
Power dissipation 4.5 W 5 W 1.5 W
Current consumption (SM Bus) 120 mA 140 mA 120 mA
Current consumption (24 VDC) 11 mA / Relay coil used 16.7 mA/Relay coil used 11 mA / Relay coil used
Table A- 87 Digital outputs
Model SM 1222
DQ 8 x Relay
SM 1222 DQ8 RLY
Changeover
SM 1222
DQ 8 x 24 VDC
Number of outputs 8 8 8
Type Relay, dry contact Relay change over
contact
Solid state - MOSFET
(sourcing)

Technical specifications
A.6 Digital signal modules (SMs)
S7-1200 Programmable controller
748 System Manual, 04/2012, A5E02486680-06
Model SM 1222
DQ 8 x Relay
SM 1222 DQ8 RLY
Changeover
SM 1222
DQ 8 x 24 VDC
Voltage range 5 to 30 VDC or 5 to 250
VAC
5 to 30 VDC or 5 to 250
VAC
20.4 to 28.8 VDC
Logic 1 signal at max. current -- -- 20 VDC min.
Logic 0 signal with 10K Ω load -- -- 0.1 VDC max
Current (max.) 2.0 A 2.0 A 0.5 A
Lamp load 30 W DC/200 W AC 30 W DC/200 W AC 5W
ON state contact resistance 0.2 Ω max. when new 0.2 Ω max. when new 0.6 Ω max.
Leakage current per point -- -- 10 μA max.
Surge current 7 A with contacts closed 7 A with contacts closed 8 A for 100 ms max.
Overload protection No No No
Isolation (field side to logic) 1500 VAC for 1 minute (coil
to contact)
None (coil to logic)
1500 VAC for 1 minute
(coil to contact)
500 VAC for 1 minute
Isolation resistance 100 MΩ min. when new 100 MΩ min. when new --
Isolation between open contacts 750 VAC for 1 minute 750 VAC for 1 minute --
Isolation groups 2 8 1
Current per common (max.) 10 A 2 A 4 A
Inductive clamp voltage -- -- L+ minus 48 V, 1 W
dissipation
Switching delay 10 ms max. 10 ms max 50 μs max. off to on
200 μs max. on to off
Maximum relay switching frequency 1 Hz 1 Hz --
Lifetime mechanical (no load) 10,000,000 open/close
cycles
10,000,000 open/close
cycles
--
Lifetime contacts at rated load 100,000 open/close cycles 100,000 open/close
cycles
--
Behavior on RUN to STOP Last value or substitute
value (default value 0)
Last value or substitute
value (default value 0)
Last value or substitute
value (default value 0)
Number of outputs on simultaneously 8 4 (no adjacent points)
at 60° C horizontal or
50° C vertical
8 at 55° C horizontal
or 45° C vertical
8
Cable length (meters) 500 m shielded, 150 m
unshielded
500 m shielded, 150 m
unshielded
500 m shielded, 150 m
unshielded

Technical specifications
A.6 Digital signal modules (SMs)
S7-1200 Programmable controller
System Manual, 04/2012, A5E02486680-06 749
A.6.3 SM 1222 16-Point Digital Output Specifications
Table A- 88 General specifications
Model SM 1222 DQ 16 x Relay SM 1222 DQ 16 x 24 VDC
Order number 6ES7 222-1HH30-0XB0 6ES7 222-1BH30-0XB0
Dimensions W x H x D (mm) 45 x 100 x 75 45 x 100 x 75
Weight 260 grams 220 grams
Power dissipation 8.5 W 2.5 W
Current consumption (SM Bus) 135 mA 140 mA
Current consumption (24 VDC) 11 mA / Relay coil used -
Table A- 89 Digital outputs
Model SM1222
DQ 16 x Relay
SM1222
DQ 16 x 24 VDC
Number of outputs 16 16
Type Relay, dry contact Solid state - MOSFET (sourcing)
Voltage range 5 to 30 VDC or 5 to 250 VAC 20.4 to 28.8 VDC
Logic 1 signal at max. current - 20 VDC min.
Logic 0 signal with 10K Ω load - 0.1 VDC max.
Current (max.) 2.0 A 0.5 A
Lamp load 30 W DC/200 W AC 5W
ON state contact resistance 0.2 Ω max. when new 0.6 Ω max.
Leakage current per point -- 10 μA max.
Surge current 7 A with contacts closed 8 A for 100 ms max.
Overload protection No No
Isolation (field side to logic) 1500 VAC for 1 minute (coil to
contact)
None (coil to logic)
500 VAC for 1 minute
Isolation resistance 100 MΩ min. when new -
Isolation between open contacts 750 VAC for 1 minute -
Isolation groups 4 1
Current per common (max.) 10 A 8 A
Inductive clamp voltage - L+ minus 48 V, 1 W dissipation
Switching delay 10 ms max. 50 μs max. off to on
200 μs max. on to off
Maximum relay switching frequency 1 Hz -
Lifetime mechanical (no load) 10,000,000 open/close cycles -
Lifetime contacts at rated load 100,000 open/close cycles -
Behavior on RUN to STOP Last value or substitute value (default
value 0)
Last value or substitute value (default
value 0)

Technical specifications
A.6 Digital signal modules (SMs)
S7-1200 Programmable controller
750 System Manual, 04/2012, A5E02486680-06
Model SM1222
DQ 16 x Relay
SM1222
DQ 16 x 24 VDC
Number of outputs on simultaneously 8 (no adjacent points) at 60° C
horizontal or 50° C vertical
16 at 55° C horizontal or 45° C
vertical
16
Cable length (meters) 500 m shielded, 150 m unshielded 500 m shielded, 150 m unshielded
Table A- 90 Wiring diagrams for the 8-point digital output SMs
SM 1222 DQ 8 x Relay (6ES7 222-1HF30-0XB0) SM 1222 DQ 8 x 24 VDC (6ES7 222-1BF30-0XB0)
X10
X11
X10
X11
Table A- 91 Connector pin locations for SM 1222 DQ 8 x Relay (6ES7 222-1HF30-0XB0)
Pin X10 X11
1 L+ / 24VDC No connection
2 M / 24VDC 2L
3 Functional Earth DQ a.3
4 1L DQ a.4
5 DQ a.0 DQ a.5
6 DQ a.1 DQ a.6
7 DQ a.2 DQ a.7

Technical specifications
A.6 Digital signal modules (SMs)
S7-1200 Programmable controller
System Manual, 04/2012, A5E02486680-06 751
Table A- 92 Connector pin locations for SM 1222 DQ 8 x 24 VDC (6ES7 222-1BF30-0XB0)
Pin X10 X11
1 L+ / 24VDC No connection
2 M / 24VDC No connection
3 Functional Earth No connection
4 DQ a.0 DQ a.4
5 DQ a.1 DQ a.5
6 DQ a.2 DQ a.6
7 DQ a.2 DQ a.7
Table A- 93 Wiring diagram for the 8-point digital output relay changeover SM
SM 1222 DQ 8 x Relay Changeover (6ES7 222-1XF30-0XB0)
X10
X11
X12
X13
Table A- 94 Connector pin locations for SM 1222 DQ 8 x Relay Changeover (6ES7 222-1XF30-
0XB0)
Pin X10 X11 X12 X13
1 L+ / 24VDC Functional Earth No connection No connection
2 M / 24VDC No connection No connection No connection
3 No connection No connection No connection No connection
4 No connection No connection No connection No connection
5 0L 2L 4L 6L

Technical specifications
A.6 Digital signal modules (SMs)
S7-1200 Programmable controller
752 System Manual, 04/2012, A5E02486680-06
Pin X10 X11 X12 X13
6 DQ a.0X DQ a.2X DQ a.4X DQ a.6X
7 DQ a.0 DQ a.2 DQ a.4 DQ a.6
8 No connection No connection No connection No connection
9 1L 3L 5L 7L
10 DQ a.1X DQ a.3X DQ a.5X DQ a.7X
11 DQ a.1 DQ a.3 DQ a.5 DQ a.7
Table A- 95 Wiring diagrams for the 16-point digital output SMs
SM 1222 DQ 16 x Relay (6ES7 222-1HH30-0XB0) SM 1222 DQ 16 x 24 VDC (6ES7 222-1BH30-0XB0)
X10
X11
X12
X13
X10
X11
X12
X13
Table A- 96 Connector pin locations for SM 1222 DQ 16 x Relay (6ES7 222-1HH30-0XB0)
Pin X10 X11 X12 X13
1 L+ / 24VDC Functional Earth No connection 4L
2 M / 24VDC No connection No connection DQ b.2
3 1L 2L No connection DQ b.3
4 DQ a.0 DQ a.4 No connection DQ b.4
5 DQ a.1 DQ a.5 3L DQ b.5
6 DQ a.2 DQ a.6 DQ b.0 DQ b.6
7 DQ a.3 DQ a.7 DQ b.1 DQ b.7

Technical specifications
A.6 Digital signal modules (SMs)
S7-1200 Programmable controller
System Manual, 04/2012, A5E02486680-06 753
Table A- 97 Connector pin locations for SM 1222 DQ 16 x 24 VDC (6ES7 222-1BH30-0XB0)
Pin X10 X11 X12 X13
1 L+ / 24VDC Functional Earth No connection No connection
2 M / 24VDC No connection No connection No connection
3 No connection No connection No connection No connection
4 DQ a.0 DQ a.4 DQ b.0 DQ b.4
5 DQ a.1 DQ a.5 DQ b.1 DQ b.5
6 DQ a.2 DQ a.6 DQ b.2 DQ b.6
7 DQ a.3 DQ a.7 DQ b.3 DQ b.7
A.6.4 SM 1223 Digital Input/Output VDC Specifications
Table A- 98 General specifications
Model SM 1223
DI 8 x 24 VDC, DQ
8 x Relay
SM 1223
DI 16 x 24 VDC,
DQ 16 x Relay
SM 1223
DI 8 x 24 VDC, DQ
8 x 24 VDC
SM 1223
DI 16 x 24 VDC,
DQ 16 x 24 VDC
Order number 6ES7 223-1PH30-
0XB0
6ES7 223-1PL30-
0XB0
6ES7 223-1BH30-
0XB0
6ES7 223-1BL30-
0XB0
Dimensions W x H x D (mm) 45 x 100 x 75 70 x 100 x 75 45 x 100 x 75 70 x 100 x 75
Weight 230 grams 350 grams 210 grams 310 grams
Power dissipation 5.5 W 10 W 2.5 W 4.5 W
Current consumption (SM Bus) 145 mA 180 mA 145 mA 185 mA
Current consumption (24 VDC) 4 mA / Input used
11 mA / Relay coil used
4 mA / Input used
Table A- 99 Digital inputs
Model SM 1223
DI 8 x 24 VDC, DQ
8 x Relay
SM 1223
DI 16 x 24 VDC,
DQ 16 x Relay
SM 1223
DI 8 x 24 VDC, DQ
8 x 24 VDC
SM 1223
DI 16 x 24 VDC,
DQ 16 x 24 VDC
Number of inputs 8 16 8 16
Type Sink/Source (IEC Type 1 sink)
Rated voltage 24 VDC at 4 mA, nominal
Continuous permissible voltage 30 VDC max.
Surge voltage 35 VDC for 0.5 sec.
Logic 1 signal (min.) 15 VDC at 2.5 mA
Logic 0 signal (max.) 5 VDC at 1 mA
Isolation (field side to logic) 500 VAC for 1 minute
Isolation groups 2 2 2 2
Filter times 0.2, 0.4, 0.8, 1.6, 3.2, 6.4, and 12.8 ms, selectable in groups of 4

Technical specifications
A.6 Digital signal modules (SMs)
S7-1200 Programmable controller
754 System Manual, 04/2012, A5E02486680-06
Model SM 1223
DI 8 x 24 VDC, DQ
8 x Relay
SM 1223
DI 16 x 24 VDC,
DQ 16 x Relay
SM 1223
DI 8 x 24 VDC, DQ
8 x 24 VDC
SM 1223
DI 16 x 24 VDC,
DQ 16 x 24 VDC
Number of inputs on simultaneously 8 8 (no adjacent
points) at 60° C
horizontal or
50° C vertical
16 at 55° C
horizontal or
45° C vertical
8 16
Cable length (meters) 500 m shielded, 300 m unshielded
Table A- 100 Digital outputs
Model SM 1223
DI 8 x 24 VDC,
DQ 8 x Relay
SM 1223
DI 16 x 24 VDC,
DQ 16 x Relay
SM 1223
DI 8 x 24 VDC,
DQ 8 x 24 VDC
SM 1223
DI 16 x 24 VDC,
DQ 16 x 24 VDC
Number of outputs 8 16 8 16
Type Relay, dry contact Solid state - MOSFET (sourcing)
Voltage range 5 to 30 VDC or 5 to 250 VAC 20.4 to 28.8 VDC
Logic 1 signal at max. current -- 20 VDC, min.
Logic 0 signal with 10 KΩ load -- 0.1 VDC, max.
Current (max.) 2.0 A 0.5 A
Lamp load 30 W DC / 200 W AC 5 W
ON state contact resistance 0.2 Ω max. when new 0.6 Ω max.
Leakage current per point -- 10 μA max.
Surge current 7 A with contacts closed 8 A for 100 ms max.
Overload protection No
Isolation (field side to logic) 1500 VAC for 1 minute (coil to contact)
None (coil to logic)
500 VAC for 1 minute
Isolation resistance 100 MΩ min. when new --
Isolation between open contacts 750 VAC for 1 minute --
Isolation groups 2 4 1 1
Current per common 10A 8 A 4 A 8 A
Inductive clamp voltage -- L+ minus 48 V, 1 W dissipation
Switching delay 10 ms max. 50 μs max. off to on
200 μs max. on to off
Maximum relay switching frequency 1 Hz --
Lifetime mechanical (no load) 10,000,000 open/close cycles --
Lifetime contacts at rated load 100,000 open/close cycles --
Behavior on RUN to STOP Last value or substitute value (default value 0)

Technical specifications
A.6 Digital signal modules (SMs)
S7-1200 Programmable controller
System Manual, 04/2012, A5E02486680-06 755
Model SM 1223
DI 8 x 24 VDC,
DQ 8 x Relay
SM 1223
DI 16 x 24 VDC,
DQ 16 x Relay
SM 1223
DI 8 x 24 VDC,
DQ 8 x 24 VDC
SM 1223
DI 16 x 24 VDC,
DQ 16 x 24 VDC
Number of outputs on simultaneously 8 8 (no adjacent
points) at 60° C
horizontal or
50° C vertical
16 at 55° C
horizontal or
45° C vertical
8 16
Cable length (meters) 500 m shielded, 150 m unshielded
Table A- 101 Wiring diagrams for the digital input VDC/output relay SMs
SM 1223 DI 8 x 24 VDC, DQ 8 x Relay
(6ES7 223-1PH30-0XB0)
SM 1223 DI 16 x 24 VDC, DQ 16 x Relay
(6ES7 223-1PL30-0XB0)
Notes
X12
X10
X11
X13
X10
X11
X12
X13
① For sinking
inputs, connect "-"
to "M" (shown).
For sourcing inputs,
connect "+" to "M".
Table A- 102 Connector Pin Locations for SM 1223 DI 8 x 24 VDC, DQ 8 x Relay (6ES7 223-1PH30-
0XB0)
Pin X10 X11 X12 X13
1 L+ / 24VDC GND No connection No connection
2 M / 24VDC No connection No connection No connection
3 1M 2M 1L 2L
4 DI a.0 DI a.4 DQ a.0 DQ a.4

Technical specifications
A.6 Digital signal modules (SMs)
S7-1200 Programmable controller
756 System Manual, 04/2012, A5E02486680-06
Pin X10 X11 X12 X13
5 DI a.1 DI a.5 DQ a.1 DQ a.5
6 DI a.2 DI a.6 DQ a.2 DQ a.6
7 DI a.3 DI a.7 DQ a.3 DQ a.7
Table A- 103 Connector Pin Locations for SM 1223 DI 16 x 24 VDC, DQ 16 x Relay (6ES7 223-
1PL30-0XB0)
Pin X10 X11 X12 X13
1 L+ / 24VDC GND 1L 3L
2 M / 24VDC No connection DQ a.0 DQ b.0
3 1M 2M DQ a.1 DQ b.1
4 DI a.0 DI b.0 DQ a.2 DQ b.2
5 DI a.1 DI b.1 DQ a.3 DQ b.3
6 DI a.2 DI b.2 No connection No connection
7 DI a.3 DI b.3 2L 4L
8 DI a.4 DI b.4 DQ a.4 DQ b.4
9 DI a.5 DI b.5 DQ a.5 DQ b.5
10 DI a.6 DI b.6 DQ a.6 DQ b.6
11 DI a.7 DI b.7 DQ a.7 DQ b.7
Table A- 104 Wiring diagrams for the digital input VDC/output SMs
SM 1223 DI 8 x 24 VDC, DQ 8 x 24 VDC
(6ES7 223-1BH30-0XB0)
SM 1223 DI 16 x 24 VDC, DQ 16 x 24 VDC
(6ES7 223-1BL30-0XB0)
Notes
X12
X13
X10
X11
X10
X10
X12
X13
① For sinking
inputs, connect "-"
to "M" (shown).
For sourcing inputs,
connect "+" to "M".

Technical specifications
A.6 Digital signal modules (SMs)
S7-1200 Programmable controller
System Manual, 04/2012, A5E02486680-06 757
Table A- 105 Connector Pin Locations for SM 1223 DI 8 x 24 VDC, DQ 8 x 24 VDC (6ES7 223-
1BH30-0XB0)
Pin X10 X11 X12 X13
1 L+ / 24VDC GND No connection No connection
2 M / 24VDC No connection No connection No connection
3 1M 2M No connection No connection
4 DI a.0 DI a.4 DQ a.0 DQ a.4
5 DI a.1 DI a.5 DQ a.1 DQ a.5
6 DI a.2 DI a.6 DQ a.2 DQ a.6
7 DI a.3 DI a.7 DQ a.3 DQ a.7
Table A- 106 Connector Pin Locations for SM 1223 DI 16 x 24 VDC, DQ 16 x 24 VDC (6ES7 223-
1BL30-0XB0)
Pin X10 X11 X12 X13
1 L+ / 24VDC GND No connection No connection
2 M / 24VDC No connection No connection No connection
3 1M 2M No connection No connection
4 DI a.0 DI b.0 DQ a.0 DQ b.0
5 DI a.1 DI b.1 DQ a.1 DQ b.1
6 DI a.2 DI b.2 DQ a.2 DQ b.2
7 DI a.3 DI b.3 DQ a.3 DQ b.3
8 DI a.4 DI b.4 DQ a.4 DQ b.4
9 DI a.5 DI b.5 DQ a.5 DQ b.5
10 DI a.6 DI b.6 DQ a.6 DQ b.6
11 DI a.7 DI b.7 DQ a.7 DQ b.7
A.6.5 SM 1223 Digital Input/Output AC Specifications
Table A- 107 General specifications
Model SM 1223 DI 8 x120/230 VAC / DQ 8 x Relay
Order number 6ES7 223-1QH30-0XB0
Dimensions W x H x D (mm) 45 x 100 x 75 mm
Weight 190 grams
Power dissipation 7.5 W
Current consumption (SM Bus) 120 mA
Current consumption (24 VDC) 11 mA per output when on

Technical specifications
A.6 Digital signal modules (SMs)
S7-1200 Programmable controller
758 System Manual, 04/2012, A5E02486680-06
Table A- 108 Digital inputs
Model SM 1223 DI 8 x 120/230 VAC / DQ 8 x Relay
Number of inputs 8
Type IEC Type 1
Rated voltage 120 VAC at 6 mA, 230 VAC at 9 mA
Continuous permissible voltage 264 VAC
Surge voltage --
Logic 1 signal (min.) 79 VAC at 2.5 mA
Logic 0 signal (max.) 20 VAC at 1 mA
Leakage current (max.) 1 mA
Isolation (field side to logic) 1500 VAC for 1 minute
Isolation groups1 4
Input delay times Typical: 0.2 to 12.8 ms, user selectable
Maximum: -
Connection of 2 wire proximity sensor (Bero)
(max.)
1 mA
Cable length Unshielded: 300 meters
Shielded: 500 meters
Number of inputs on simultaneously 8
1 Channels within a group must be of the same phase.
Table A- 109 Digital outputs
Model SM 1223 DI 8 x 120/230 VAC / DQ 8 x Relay
Number of outputs 8
Type Relay, dry contact
Voltage range 5 to 30 VDC or 5 to 250 VAC
Logic 1 signal at max. current --
Logic 0 signal with 10K Ω load --
Current (max.) 2.0 A
Lamp load 30 W DC / 200 W AC
ON state contact resistance 0.2 Ω max. when new
Leakage current per point --
Surge current 7 A with contacts closed
Overload protection No
Isolation (field side to logic) 1500 VAC for 1 minute (coil to contact)
None (coil to logic)
Isolation resistance 100 MΩ min. when new
Isolation between open contacts 750 VAC for 1 minute
Isolation groups 2
Current per common (max.) 10 A
Inductive clamp voltage --

Technical specifications
A.6 Digital signal modules (SMs)
S7-1200 Programmable controller
System Manual, 04/2012, A5E02486680-06 759
Model SM 1223 DI 8 x 120/230 VAC / DQ 8 x Relay
Switching delay (max.) 10 ms
Maximum relay switching frequency 1 Hz
Lifetime mechanical (no load) 10,000,000 open/close cycles
Lifetime contacts at rated load 1000,000 open/close cycles
Behavior on RUN to STOP Last value or substitute value (default value 0)
Number of outputs on simultaneously 4 (no adjacent points) at 60° C horizontal or 50° C vertical
8 at 55° C horizontal or 45° C vertical
Cable length (meters) 500 m shielded, 150 m unshielded
Table A- 110 SM 1223 DI 8 x 120/230 VAC, DQ 8 x Relay (6ES7 223-1QH30-0XB0)
X12
X13
X10
X11
Table A- 111 Connector Pin Locations for SM 1223 DI 8 x 120/240 VAC, DQ 8 x Relay (6ES7 223-
1QH30-0XB0)
Pin X10 X11 X12 X13
1 L+ / 24VDC GND No connection No connection
2 M / 24VDC No connection No connection No connection
3 1N 2N 1L 2L
4 DI a.0 DI a.4 DQ a.0 DQ a.4
5 DI a.1 DI a.5 DQ a.1 DQ a.5
6 DI a.2 DI a.6 DQ a.2 DQ a.6
7 DI a.3 DI a.7 DQ a.3 DQ a.7

Technical specifications
A.7 Analog signal modules (SMs)
S7-1200 Programmable controller
760 System Manual, 04/2012, A5E02486680-06
A.7 Analog signal modules (SMs)
A.7.1 SM 1231 analog input module specifications
Table A- 112 General specifications
Model SM 1231 AI 4 x 13 bit SM 1231 AI 8 x 13 bit SM 1231 AI 4 x 16 bit
Order number 6ES7 231-4HD30-0XB0 6ES7 231-4HF30-0XB0 6ES7 231-5ND30-0XB0
Dimensions W x H x D (mm) 45 x 100 x 75 45 x 100 x 75 45 x 100 x 75
Weight 180 grams 180 grams 180 grams
Power dissipation 2.2 W 2.3 W 2.0 W
Current consumption (SM Bus) 80 mA 90 mA 80 mA
Current consumption (24 VDC) 45 mA 45 mA 65 mA
Table A- 113 Analog inputs
Model SM 1231 AI 4 x 13 bit SM 1231 AI 8 x 13 bit SM 1231 AI 4 x 16 bit
Number of inputs 4 8 4
Type Voltage or current (differential): Selectable in groups of
2
Voltage or current
(differential)
Range ±10 V, ±5 V, ±2.5 V, or 0 to 20 mA ±10 V, ±5 V, ±2.5 V, ±1.25
V, 0 to 20 mA or 4 mA to
20 mA
Full scale range (data word) -27,648 to 27,648 voltage / 0 to 27,648 current
Overshoot/undershoot range
(data word)
Refer to the section on analog input
ranges for voltage and current
(Page 770).
Voltage: 32,511 to 27,649 / -27,649 to -32,512
Current: 32,511 to 27,649 / 0 to -4864
Voltage:
32,511 to 27649 /
-27,649 to -32,512
Current:(0-20 mA): to
32,511 to 27,649 /
0 to -4864; 4-20 mA: 32511
to 27,649 /
-1 to -4,864
Overflow/underflow (data word)
Refer to the section on input
ranges for voltage and current
(Page 770).
Voltage: 32,767 to 32,512 / -32,513 to -32,768
Current: 32,767 to 32,512 / -4865 to -32,768
Voltage: 32,767 to 32,512 /
-32,513 to -32,768
Current: 0 to 20 mA 32,767
to 32,512 / -4865 to -
32,768
4-20 mA 32,767 to 32,512/
-4,865 to -32,768
Resolution1 12 bits + sign bit 15 bits + sign bit
Maximum withstand voltage/current ±35 V / ±40 mA
Smoothing None, weak, medium, or strong
Refer to the section on step response times (Page 769).
Noise rejection 400, 60, 50, or 10 Hz
Refer to the section on sample rates (Page 769).

Technical specifications
A.7 Analog signal modules (SMs)
S7-1200 Programmable controller
System Manual, 04/2012, A5E02486680-06 761
Model SM 1231 AI 4 x 13 bit SM 1231 AI 8 x 13 bit SM 1231 AI 4 x 16 bit
Input impedance ≥ 9 MΩ (voltage) / 280 Ω (current) ≥ 1 MΩ (voltage) /
<315 Ω, >280 Ω (current)
Isolation
Field side to logic
Logic to 24 VDC
Field side to 24 VDC
Channel to channel
None
500 VAC
500 VAC
500 VAC
None
Accuracy (25°C / -20 to 60°C) ±0.1% / ±0.2% of full scale ±0.1% / ±0.3% of full scale
Measuring principle Actual value conversion
Common mode rejection 40 dB, DC to 60 Hz
Operational signal range1 Signal plus common mode voltage must be less than +12 V and greater than -12 V
Cable length (meters) 100 m, twisted and shielded
1 Voltages outside the operational range applied to one channel may cause interference on other channels.
Table A- 114 Diagnostics
Model SM 1231 AI 4 x 13 bit SM 1231 AI 8 x 13 bit SM 1231 AI 4 x 16 bit
Overflow/underflow Yes 1 Yes Yes
24 VDC low voltage Yes Yes Yes
Open wire -- -- 4 to 20 mA range only (if
input is below -4,164; 1.0
mA)
1 For SM 1231 AI 4 x 13 bit: If a voltage greater than +30 VDC or less than -15 VDC is applied to the input, the resulting
value will be unknown and the corresponding overflow or underflow may not be active.

Technical specifications
A.7 Analog signal modules (SMs)
S7-1200 Programmable controller
762 System Manual, 04/2012, A5E02486680-06
Table A- 115 Wiring diagrams for the analog input SMs
SM 1231 AI 4 x 13 bit (6ES7 231-4HD30-0XB0) SM 1231 AI 8 x 13 bit (6ES7 231-4HF30-0XB0)
X10
X11
X12
X13
X10
X11
Note: Connectors must be gold. See Appendix C, Spare Parts for order number.
Table A- 116 Connector pin locations for SM 1231 AI 4 x 13 bit (6ES7 231-4HD30-0XB0)
Pin X10 (gold) X11 (gold)
1 L+ / 24VDC No connection
2 M / 24VDC No connection
3 GND No connection
4 AI 0+ AI 2+
5 AI 0- AI 2-
6 AI 1+ AI 3+
7 AI 1- AI 3-
Table A- 117 Connector pin locations for SM 1231 AI 8 x 13 bit (6ES7 231-4HF30-0XB0)
Pin X10 (gold) X11 (gold) X12 (gold) X13 (gold)
1 L+ / 24VDC No connection No connection No connection
2 M / 24VDC No connection No connection No connection
3 GND No connection No connection No connection
4 AI 0+ AI 2+ AI 4+ AI 6+
5 AI 0- AI 2- AI 4- AI 6-

Technical specifications
A.7 Analog signal modules (SMs)
S7-1200 Programmable controller
System Manual, 04/2012, A5E02486680-06 763
Pin X10 (gold) X11 (gold) X12 (gold) X13 (gold)
6 AI 1+ AI 3+ AI 5+ AI 7+
7 AI 1- AI 3- AI 5- AI 7-
Table A- 118 Wiring diagram for the analog input SM
SM 1231 AI 4 x 16 bit (6ES7 231-5ND30-0XB0)
X10
X11
Note: Connectors must be gold. See Appendix C, Spare Parts for order number.
Table A- 119 Connector pin locations for SM 1231 AI 4 x 16 bit (6ES7 231-5ND30-0XB0)
Pin X10 (gold) X11 (gold)
1 L+ / 24VDC No connection
2 M / 24VDC No connection
3 GND No connection
4 AI 0+ AI 2+
5 AI 0- AI 2-
6 AI 1+ AI 3+
7 AI 1- AI 3-

Technical specifications
A.7 Analog signal modules (SMs)
S7-1200 Programmable controller
764 System Manual, 04/2012, A5E02486680-06
Note
Unused analog inputs should be shorted.
When the inputs are configured for "current" mode, no current will flow through the input
unless you supply external power to the module.
A.7.2 SM 1232 analog output module specifications
Table A- 120 General specifications
Technical data SM 1232 AQ 2 x 14 bit SM 1232 AQ 4 x 14 bit
Order number 6ES7 232-4HB30-0XB0 6ES7 232-4HD30-0XB0
Dimensions W x H x D (mm) 45 x 100 x 75 45 x 100 x 75
Weight 180 grams 180 grams
Power dissipation 1.8 W 2.0 W
Current consumption (SM Bus) 80 mA 80 mA
Current consumption (24 VDC) 45 mA (no load) 45 mA (no load)
Table A- 121 Analog outputs
Technical data SM 1232 AQ 2 x 14 bit SM 1232 AQ 4 x 14 bit
Number of outputs 2 4
Type Voltage or current Voltage or current
Range ±10 V or 0 to 20 mA ±10 V or 0 to 20 mA
Resolution Voltage: 14 bits
Current: 13 bits
Voltage: 14 bits
Current: 13 bits
Full scale range (data word) Voltage: -27,648 to 27,648 ; Current: 0 to 27,648
Refer to the output ranges for voltage and current (Page 771).
Accuracy (25°C / -20 to 60°C) ±0.3% / ±0.6% of full scale
Settling time (95% of new value) Voltage: 300 μS (R), 750 μS (1 uF)
Current: 600 μS (1 mH), 2 ms (10 mH)
Load impedance Voltage: ≥ 1000 Ω
Current: ≤ 600 Ω
Behavior on RUN to STOP Last value or substitute value (default value 0)
Isolation (field side to logic) none
Cable length (meters) 100 m twisted and shielded

Technical specifications
A.7 Analog signal modules (SMs)
S7-1200 Programmable controller
System Manual, 04/2012, A5E02486680-06 765
Table A- 122 Diagnostics
Technical data SM 1232 AQ 2 x 14 bit SM 1232 AQ 4 x 14 bit
Overflow/underflow Yes Yes
Short to ground (voltage mode only) Yes Yes
Wire break (current mode only) Yes Yes
24 VDC low voltage Yes Yes
Table A- 123 Wiring diagrams for the analog output SMs
SM 1232 AQ 2 x 14 bit (6ES7 232-4HB30-0XB0) SM 1232 AQ 4 x 14 bit (6ES7 232-4HD30-0XB0)
X10
X11
X12
X13
X10
X11
Note: Connectors must be gold. See Appendix C, Spare Parts for order number.
Table A- 124 Connector pin locations for SM 1232 AQ 2 x 14 bit (6ES7 232-4HB30-0XB0)
Pin X10 (gold) X11 (gold)
1 L+ / 24VDC No connection
2 M / 24VDC No connection
3 GND No connection
4 No connection AQ 0M
5 No connection AQ 0
6 No connection AQ 1M
7 No connection AQ 1

Technical specifications
A.7 Analog signal modules (SMs)
S7-1200 Programmable controller
766 System Manual, 04/2012, A5E02486680-06
Table A- 125 Connector pin locations for SM 1232 AQ 4 x 14 bit (6ES7 232-4HD30-0XB0)
Pin X10 (gold) X11 (gold) X12 (gold) X13 (gold)
1 L+ / 24VDC No connection No connection No connection
2 M / 24VDC No connection No connection No connection
3 GND No connection No connection No connection
4 No connection No connection AQ 0M AQ 2M
5 No connection No connection AQ 0 AQ 2
6 No connection No connection AQ 1M AQ 3M
7 No connection No connection AQ 1 AIQ 3
A.7.3 SM 1234 analog input/output module specifications
Table A- 126 General specifications
Technical data SM 1234 AI 4 x 13 bit / AQ 2 x 14 bit
Order number 6ES7 234-4HE30-0XB0
Dimensions W x H x D (mm) 45 x 100 x 75
Weight 220 grams
Power dissipation 2.4 W
Current consumption (SM Bus) 80 mA
Current consumption (24 VDC) 60 mA (no load)
Table A- 127 Analog inputs
Model SM 1234 AI 4 x 13 bit / AQ 2 x 14 bit
Number of inputs 4
Type Voltage or Current (differential): Selectable in groups of 2
Range ±10 V, ±5 V, ±2.5 V, or 0 to 20 mA
Full scale range (data word) -27,648 to 27,648
Overshoot/undershoot range
(data word)
Voltage: 32,511 to 27,649 / -27,649 to -32,512
Current: 32,511 to 27,649 / 0 to -4864
Refer to the section on input ranges for voltage and current (Page 770).
Overflow/underflow (data word) Voltage: 32,767 to 32,512 / -32,513 to -32,768
Current: 32,767 to 32,512 / -4865 to -32,768
Refer to the section on input ranges for voltage and current (Page 770).
Resolution 12 bits + sign bit
Maximum withstand voltage/current ±35 V / ±40 mA
Smoothing None, weak, medium, or strong
Refer to the section on step response times (Page 769).
Noise rejection 400, 60, 50, or 10 Hz
Refer to the section on sample rates (Page 769).

Technical specifications
A.7 Analog signal modules (SMs)
S7-1200 Programmable controller
System Manual, 04/2012, A5E02486680-06 767
Model SM 1234 AI 4 x 13 bit / AQ 2 x 14 bit
Input impedance ≥ 9 MΩ (voltage) / 280 Ω (current)
Isolation (field side to logic) None
Accuracy (25 °C / -20 to 60°C) ±0.1% / ±0.2% of full scale
Analog to digital conversion time 625 μs (400 Hz rejection)
Common mode rejection 40 dB, DC to 60 Hz
Operational signal range1 Signal plus common mode voltage must be less than +12 V and greater
than -12 V
Cable length (meters) 100 m, twisted and shielded
1 Voltages outside the operational range applied to one channel may cause interference on other channels.
Table A- 128 Analog outputs
Technical data SM 1234 AI 4 x 13 bit / AQ 2 x 14 bit
Number of outputs 2
Type Voltage or current
Range ±10 V or 0 to 20 mA
Resolution Voltage: 14 bits ; Current: 13 bits
Full scale range (data word) Voltage: -27,648 to 27,648; Current: 0 to 27,648
Refer to to the section on output ranges for voltage and current
(Page 771).
Accuracy (25°C / -20 to 60°C) ±0.3% / ±0.6% of full scale
Settling time (95% of new value) Voltage: 300 μS (R), 750 μS (1 uF)
Current: 600 μS (1 mH), 2 ms (10 mH)
Load impedance Voltage: ≥ 1000 Ω
Current: ≤ 600 Ω
Behavior on RUN to STOP Last value or substitute value (default value 0)
Isolation (field side to logic) none
Cable length (meters) 100 m twisted and shielded
Table A- 129 Diagnostics
Model SM 1234 AI 4 x 13 bit / AQ 2 x 14 bit
Overflow/underflow Yes 1
Short to ground (voltage mode only) Yes on outputs
Wire break (current mode only) Yes on outputs
24 VDC low voltage Yes
1 If a voltage greater than +30 VDC or less than -15 VDC is applied to the input, the resulting value will be unknown and
the corresponding overflow or underflow may not be active.

Technical specifications
A.7 Analog signal modules (SMs)
S7-1200 Programmable controller
768 System Manual, 04/2012, A5E02486680-06
Table A- 130 Wiring diagrams for the analog input/output SM
SM 1234 AI 4 x 13 Bit / AQ 2 x 14 bit (6ES7 234-4HE30-0XB0)
X10
X11
X12
X13
Note: Connectors must be gold. See Appendix C, Spare Parts for order number.
Table A- 131 Connector pin locations for SM 1234 AI 4 x 13 Bit / AQ 2 x 14 bit (6ES7 234-4HE30-
0XB0)
Pin X10 (gold) X11 (gold) X12 (gold) X13 (gold)
1 L+ / 24VDC No connection No connection No connection
2 M / 24VDC No connection No connection No connection
3 GND No connection No connection No connection
4 AI 0+ AI 2+ No connection AQ 0M
5 AI 0- AI 2- No connection AQ 0
6 AI 1+ AI 3+ No connection AQ 1M
7 AI 1- AI 3- No connection AIQ 1
Note
Unused analog inputs should be shorted.
When the inputs are configured for "current" mode, no current will flow through the input
unless you supply external power to the module.

Technical specifications
A.7 Analog signal modules (SMs)
S7-1200 Programmable controller
System Manual, 04/2012, A5E02486680-06 769
A.7.4 Step response of the analog inputs
Table A- 132 Step response (ms), 0 to full-scale measured at 95%
Noise reduction/rejection frequency (Integration time selection)
Smoothing selection (sample averaging)
400 Hz (2.5 ms) 60 Hz (16.6 ms) 50 Hz (20 ms) 10 Hz (100 ms)
None (1 cycle): No averaging 4 ms 18 ms 22 ms 100 ms
Weak (4 cycles): 4 samples 9 ms 52 ms 63 ms 320 ms
Medium (16 cycles): 16 samples 32 ms 203 ms 241 ms 1200 ms
Strong (32 cycles): 32 samples 61 ms 400 ms 483 ms 2410 ms
Sample time
4 AI x 13 bits
8 AI x 13 bits
4 AI4 x 16 bits
0.625 ms
1.25 ms
0.417 ms
4.17 ms
4.17 ms
0.397 ms
5 ms
5 ms
0.400 ms
25 ms
25 ms
0.400 ms
A.7.5 Sample time and update times for the analog inputs
Table A- 133 Sample time and update time
Module update time for all channels
Rejection frequency
(Integration time)
Sample time
4-channel SM 8-channel SM
400 Hz (2.5 ms) 4-channel SM: 0.625 ms
8-channel SM: 1.250 ms
0.625 ms 1.250 ms
60 Hz (16.6 ms) 4.170 ms 4.17 ms 4.17 ms
50 Hz (20 ms) 5.000 ms 5 ms 5 ms
10 Hz (100 ms) 25.000 ms 25 ms 25 ms

Technical specifications
A.7 Analog signal modules (SMs)
S7-1200 Programmable controller
770 System Manual, 04/2012, A5E02486680-06
A.7.6 Measurement ranges of the analog inputs for voltage
Table A- 134 Analog input representation for voltage
System Voltage Measuring Range
Decimal Hexadecimal ±10 V ±5 V ±2.5 V ±1.25V 0 to 10 V
32767 7FFF 11.851 V 5.926 V 2.963 V 1.481 V 11.851 V
32512 7F00
Overflow
Overflow
32511 7EFF 11.759 V 5.879 V 2.940 V 1.470 V 11.759 V
27649 6C01
Overshoot
range
Overshoot
range
27648 6C00 10 V 5 V 2.5 V 1.250 V 10 V
20736 5100 7.5 V 3.75 V 1.875 V 0.938 V 7.5 V
1 1 361.7 μV 180.8 μV 90.4 μV 45.2 μV 361.7 μV
0 0 0 V 0 V 0 V 0 V 0 V
Rated
range
-1 FFFF
-20736 AF00 -7.5 V -3.75 V -1.875 V -0.938 V
-27648 9400 -10 V -5 V -2.5 V -1.250 V
Rated range
-27649 93FF
-32512 8100 -11.759 V -5.879 V -2.940 V -1.470 V
Undershoot
range
-32513 80FF
-32768 8000 -11.851 V -5.926 V -2.963 V -1.481 V
Underflow
Negative
values are
not
supported
A.7.7 Measurement ranges of the analog inputs for current
Table A- 135 Analog input representation for current
System Current measuring range
Decimal Hexidecimal 0 mA to 20 mA 4 mA to 20 mA
32767 7FFF 23.70 mA 22.96 mA
32512 7F00
Overflow
32511 7EFF 23.52 mA 22.81 mA
27649 6C01
Overshoot range
27648 6C00 20 mA 20 mA
20736 5100 15 mA 16 mA
1 1 723.4 nA 4 mA + 578.7 nA
0 0 0 mA 4 mA
Nominal range
-1 FFFF
-4864 ED00 -3.52 mA 1.185 mA
Undershoot range
-4865 ECFF
-32768 8000
Underflow

Technical specifications
A.7 Analog signal modules (SMs)
S7-1200 Programmable controller
System Manual, 04/2012, A5E02486680-06 771
A.7.8 Output (AQ) measurement ranges for voltage and current (SB and SM)
Table A- 136 Analog output representation for voltage
System Voltage Output Range
Decimal Hexadecimal ± 10 V
32767 7FFF See note 1
32512 7F00 See note 1
Overflow
32511 7EFF 11.76 V
27649 6C01
Overshoot range
27648 6C00 10 V
20736 5100 7.5 V
1 1 361.7 μ V
0 0 0 V
-1 FFFF -361.7 μ V
-20736 AF00 -7.5 V
-27648 9400 -10 V
Rated range
-27649 93FF
-32512 8100 -11.76 V
Undershoot range
-32513 80FF See note 1
-32768 8000 See note 1
Underflow
1 In an overflow or underflow condition, analog outputs will behave according to the device configuration properties set for
the analog signal module. In the "Reaction to CPU STOP" parameter, select either: Use substitute value or Keep last
value.
Table A- 137 Analog output representation for current
System Current Output Range
Decimal Hexadecimal 0 mA to 20 mA
32767 7FFF See note 1
32512 7F00 See note 1
Overflow
32511 7EFF 23.52 mA
27649 6C01
Overshoot range
27648 6C00 20 mA
20736 5100 15 mA
1 1 723.4 nA
0 0 0 mA
Rated range
1 In an overflow or underflow condition, analog outputs will behave according to the device configuration properties set for
the analog signal module. In the "Reaction to CPU STOP" parameter, select either: Use substitute value or Keep last
value.

Technical specifications
A.8 Thermocouple and RTD signal modules (SMs)
S7-1200 Programmable controller
772 System Manual, 04/2012, A5E02486680-06
A.8 Thermocouple and RTD signal modules (SMs)
A.8.1 SM 1231 Thermocouple
Table A- 138 General specifications
Model SM 1231 AI 4 x 16 bit TC SM 1231 AI 8 x 16 bit TC
Order number 6ES7 231-5QD30-0XB0 6ES7 231-5QF30-0XB0
Dimensions W x H x D (mm) 45 x 100 x 75 45 x 100 x 75
Weight 180 grams 190 grams
Power dissipation 1.5 W 1.5 W
Current consumption (SM Bus) 80 mA 80 mA
Current consumption (24 VDC) 1 40 mA 40 mA
1 20.4 to 28.8 VDC (Class 2, Limited Power, or sensor power from PLC)
Table A- 139 Analog inputs
Model SM 1231 AI 4 x 16 bit TC SM 1231 AI 8 x 16 bit TC
Number of inputs 4 8
Range
Nominal range (data word)
Overrange/underrange (data word)
Overflow/underflow (data word)
See Thermocouple selection table
(Page 776).
See Thermocouple selection table
(Page 776).
Temperature 0.1° C/0.1° F 0.1° C/0.1° F Resolution
Voltage 15 bits plus sign 15 bits plus sign
Maximum withstand voltage ± 35 V ± 35 V
Noise rejection 85 dB for selected filter setting
(10 Hz, 50 Hz, 60 Hz or 400 Hz)
85 dB for selected filter setting
(10 Hz, 50 Hz, 60 Hz or 400 Hz)
Common mode rejection > 120 dB at 120 VAC > 120 dB at 120 VAC
Impedance ≥ 10 MΩ ≥ 10 MΩ
Field to logic 500 VAC 500 VAC
Field to 24 VDC 500 VAC 500 VAC
Isolation
24 VDC to logic 500 VAC 500 VAC
Channel to channel 120 VAC 120 VAC
Accuracy See Thermocouple selection table
(Page 776).
See Thermocouple selection table
(Page 776).
Repeatability ±0.05% FS ±0.05% FS
Measuring principle Integrating Integrating
Module update time See Noise reduction selection table
(Page 776).
See Noise reduction selection table
(Page 776).
Cold junction error ±1.5°C ±1.5°C

Technical specifications
A.8 Thermocouple and RTD signal modules (SMs)
S7-1200 Programmable controller
System Manual, 04/2012, A5E02486680-06 773
Model SM 1231 AI 4 x 16 bit TC SM 1231 AI 8 x 16 bit TC
Cable length (meters) 100 meters to sensor max. 100 meters to sensor max.
Wire resistance 100 Ω max. 100 Ω max.
Table A- 140 Diagnostics
Model SM 1231 AI 4 x 16 bit TC SM 1231 AI 8 x 16 bit TC
Overflow/underflow 1 Yes Yes
Wire break (current mode only) 2 Yes Yes
24 VDC low voltage 1 Yes Yes
1 The overflow, underflow and low voltage diagnostic alarm information will be reported in the analog data values even if
the alarms are disabled in the module configuration.
2 When wire break alarm is disabled and an open wire condition exists in the sensor wiring, the module may report
random values.
The SM 1231 Thermocouple (TC) analog signal module measures the value of voltage
connected to the module inputs. The temperature measurement type can be either
"Thermocouple" or "Voltage".
● "Thermocouple": The value will be reported in degrees multiplied by ten (for example, 25.3
degrees will be reported as decimal 253).
● "Voltage": The nominal range full scale value will be decimal 27648.

Technical specifications
A.8 Thermocouple and RTD signal modules (SMs)
S7-1200 Programmable controller
774 System Manual, 04/2012, A5E02486680-06
Table A- 141 Wiring diagrams for the thermocouple SMs
SM 1231 AI 4 x TC 16 bit (6ES7 231-5QD30-0XB0) SM 1231 AI 8 x TC bit (6ES7 231-5QF30-0XB0)
X11
X10
X10
X12
X13
X11
Note: Connectors must be gold. See Appendix C, Spare Parts for order number.
① TC 2, 3, 4, and 5 not shown connected for clarity.
Table A- 142 Connector pin locations for SM 1231 AI 4 x TC 16 bit (6ES7 231-5QD30-0XB0)
Pin X10 (gold) X11 (gold)
1 L+ / 24VDC No connection
2 M / 24VDC No connection
3 GND No connection
4 AI 0+ /TC AI 2+ /TC
5 AI 0- /TC AI 2- /TC
6 AI 1+ /TC AI 3+ /TC
7 AI 1- /TC AI 3- /TC
Table A- 143 Connector Pin Locations for SM 1231 AI 8 x TC bit (6ES7 231-5QF30-0XB0)
Pin X10 (gold) X11 (gold) X12 (gold) X13 (gold)
1 L+ / 24VDC No connection No connection No connection
2 M / 24VDC No connection No connection No connection
3 GND No connection No connection No connection
4 AI 0+ /TC AI 2+ /TC AI 4 I- /TC AI 6 I- /TC
5 AI 0- /TC AI 2- /TC AI 4 I+ /TC AI 6 I+ /TC

Technical specifications
A.8 Thermocouple and RTD signal modules (SMs)
S7-1200 Programmable controller
System Manual, 04/2012, A5E02486680-06 775
Pin X10 (gold) X11 (gold) X12 (gold) X13 (gold)
6 AI 1+ /TC AI 3+ /TC AI 5 M- /TC AI 7 M- /TC
7 AI 1- /TC AI 3- /TC AI 5 M+ /TC AI 7 M+ /TC
Note
Unused analog inputs should be shorted.
The thermocouple unused channels can be deactivated. No error will occur if an unused
channel is deactivated.
A.8.1.1 Basic operation for a thermocouple
Thermocouples are formed whenever two dissimilar metals are electrically bonded to each
other. A voltage is generated that is proportional to the junction temperature. This voltage is
small; one microvolt could represent many degrees. Measuring the voltage from a
thermocouple, compensating for extra junctions, and then linearizing the result forms the
basis of temperature measurement using thermocouples.
When you connect a thermocouple to the SM 1231 Thermocouple module, the two dissimilar
metal wires are attached to the module at the module signal connector. The place where the
two dissimilar wires are attached to each other forms the sensor thermocouple.
Two more thermocouples are formed where the two dissimilar wires are attached to the
signal connector. The connector temperature causes a voltage that adds to the voltage from
the sensor thermocouple. If this voltage is not corrected, then the temperature reported will
deviate from the sensor temperature.
Cold junction compensation is used to compensate for the connector thermocouple.
Thermocouple tables are based on a reference junction temperature, usually zero degrees
Celsius. The cold junction compensation compensates the connector to zero degrees
Celsius. The cold junction compensation restores the voltage added by the connector
thermocouples. The temperature of the module is measured internally, then converted to a
value to be added to the sensor conversion. The corrected sensor conversion is then
linearized using the thermocouple tables.
For optimum operation of the cold junction compensation, the thermocouple module must be
located in a thermally stable environment. Slow variation (less than 0.1° C/minute) in
ambient module temperature is correctly compensated within the module specifications. Air
movement across the module will also cause cold junction compensation errors.
If better cold junction error compensation is needed, an external iso-thermal terminal block
may be used. The thermocouple module provides for use of a 0° C referenced or 50° C
referenced terminal block.

Technical specifications
A.8 Thermocouple and RTD signal modules (SMs)
S7-1200 Programmable controller
776 System Manual, 04/2012, A5E02486680-06
A.8.1.2 Selection tables for the SM 1231 thermocouple
The ranges and accuracy for the different thermocouple types supported by the SM 1231
Thermocouple signal module are shown in the table below.
Table A- 144 SM 1231 Thermocouple selection table
Type Under-range
minimum1
Nominal range
low limit
Nominal range
high limit
Over-range
maximum2
Normal range 3, 4
accuracy @ 25°C
Normal range 1, 2
accuracy -20°C
to 60°C
J -210.0°C -150.0°C 1200.0°C 1450.0°C ±0.3°C ±0.6°C
K -270.0°C -200.0°C 1372.0°C 1622.0°C ±0.4°C ±1.0°C
T -270.0°C -200.0°C 400.0°C 540.0°C ±0.5°C ±1.0°C
E -270.0°C -200.0°C 1000.0°C 1200.0°C ±0.3°C ±0.6°C
R & S -50.0°C 100.0°C 1768.0°C 2019.0°C ±1.0°C ±2.5°C
N -270.0°C -200.0°C 1300.0°C 1550.0°C ±1.0°C ±1.6°C
C 0.0°C 100.0°C 2315.0°C 2500.0°C ±0.7°C ±2.7°C
TXK/XK(L) -200.0°C -150.0°C 800.0°C 1050.0°C ±0.6°C ±1.2°C
Voltage -32512 -27648
-80mV
27648
80mV
32511 ±0.05% ±0.1%
1 Thermocouple values below the under-range minimum value are reported as -32768.
2 Thermocouple values above the over-range minimum value are reported as 32767.
3 Internal cold junction error is ±1.5°C for all ranges. This adds to the error in this table. The module requires at least 30
minutes of warmup time to meet this specification.
4 In the presence of radiated radio frequency of 970 MHz to 990 MHz, the accuracy of the SM 1231 AI 4 x 16 bit TC may
be degraded.
Table A- 145 Noise reduction and update times for the SM 1231 Thermocouple
Rejection frequency selection Integration time 4 Channel module update
time (seconds)
8 Channel module update
time (seconds)
400 Hz (2.5 ms) 10 ms 1 0.143 0.285
60 Hz (16.6 ms) 16.67 ms 0.223 0.445
50 Hz (20 ms) 20 ms 0.263 0.525
10 Hz (100 ms) 100 ms 1.225 2.450
1 To maintain module resolution and accuracy when 400 Hz rejection is selected, the integration time is 10 ms. This
selection also rejects 100 Hz and 200 Hz noise.

Technical specifications
A.8 Thermocouple and RTD signal modules (SMs)
S7-1200 Programmable controller
System Manual, 04/2012, A5E02486680-06 777
It is recommended for measuring thermocouples that a 100 ms integration time be used. The
use of smaller integration times will increase the repeatability error of the temperature
readings.
Note
After power is applied, the module performs internal calibration for the analog-to-digital
converter. During this time the module reports a value of 32767 on each channel until valid
data is available on that channel. Your user program may need to allow for this initialization
time. Because the configuration of the module can vary the length of the initialization time,
you should verify the behavior of the module in your configuration. If required, you can
include logic in your user program to accommodate the initialization time of the module.
Representation of analog values for Thermocouple Type J
A representation of the analog values of thermocouples type J is shown in the table below.
Table A- 146 Representation of analog values of thermocouples type J
Units Units
Type J in °C
Decimal Hexadecimal
Type J in °F
Decimal Hexadecimal
Range
> 1450.0 32767 7FFF > 2642.0 32767 7FFF Overflow
1450.0
:
1200.1
14500
:
12001
38A4
:
2EE1
2642.0
:
2192.2
26420
:
21922
6734
:
55A2
Overrange
1200.0
:
-150.0
12000
:
-1500
2EE0
:
FA24
2192.0
:
-238.0
21920
:
-2380
55A0
:
F6B4
Rated range
< -150.0 -32768 8000 < -238.0 -32768 8000 Underflow1
1 Faulty wiring (for example, polarity reversal, or open inputs) or sensor error in the negative
range (for example, wrong type of thermocouple) may cause the thermocouple module to
signal underflow.

Technical specifications
A.8 Thermocouple and RTD signal modules (SMs)
S7-1200 Programmable controller
778 System Manual, 04/2012, A5E02486680-06
A.8.2 SM 1231 RTD
SM 1231 RTD specifications
Table A- 147 General specifications
Technical data SM 1231 AI 4 x RTD x 16 bit SM 1231 AI 8 x RTD x 16 bit
Order number 6ES7 231-5PD30-0XB0 6ES7 231-5PF30-0XB0
Dimensions W x H x D (mm) 45 x 100 x 75 70 x 100 x 75
Weight 220 grams 270 grams
Power dissipation 1.5 W 1.5 W
Current consumption (SM Bus) 80 mA 90 mA
Current consumption (24 VDC) 1 40 mA 40 mA
1 20.4 to 28.8 VDC (Class 2, Limited Power, or sensor power from CPU)
Table A- 148 Analog inputs
Technical data SM 1231 AI 4 x RTD x 16 bit SM 1231 AI 8 x RTD x16 bit
Number of inputs 4 8
Type Module referenced RTD and Ω Module referenced RTD and Ω
Range
Nominal range (data word)
Overshoot/undershoot range
(data word)
Overflow/underflow (data word)
See RTD Sensor selection table
(Page 781).
See RTD Sensor selection table
(Page 781).
Temperature 0.1° C/0.1° F 0.1° C/0.1° F Resolution
Resistance 15 bits plus sign 15 bits plus sign
Maximum withstand voltage ± 35 V ± 35 V
Noise rejection 85 dB for the selected noise reduction
(10 Hz, 50 Hz, 60 Hz or 400 Hz)
85 dB for the selected noise reduction
(10 Hz, 50 Hz, 60 Hz or 400 Hz)
Common mode rejection > 120dB > 120dB
Impedance ≥ 10 MΩ ≥ 10 MΩ
Field side to logic 500 VAC 500 VAC
Field to 24 VDC 500 VAC 500 VAC
Isolation
24 VDC to logic 500 VAC 500 VAC
Channel to channel isolation none none
Accuracy See RTD Sensor selection table
(Page 781).
See RTD Sensor selection table
(Page 781).
Repeatability ±0.05% FS ±0.05% FS
Maximum sensor dissipation 0.5m W 0.5m W
Measuring principle Integrating Integrating
Module update time See Noise reduction selection table
(Page 781).
See Noise reduction selection table
(Page 781).

Technical specifications
A.8 Thermocouple and RTD signal modules (SMs)
S7-1200 Programmable controller
System Manual, 04/2012, A5E02486680-06 779
Technical data SM 1231 AI 4 x RTD x 16 bit SM 1231 AI 8 x RTD x16 bit
Cable length (meters) 100 meters to sensor max. 100 meters to sensor max.
Wire resistance 20 Ω, 2.7 Ω for 10 Ω RTD max. 20 Ω, 2.7 Ω for 10 Ω RTD max.
Table A- 149 Diagnostics
Technical data SM 1231 AI 4 x RTD x 16 bit SM 1231 AI 8 x RTD x16 bit
Overflow/underflow 1,2 Yes Yes
Wire break 3 Yes Yes
24 VDC low voltage 1 Yes Yes
1 The overflow, underflow and low voltage diagnostic alarm information will be reported in the analog data values even if
the alarms are disabled in the module configuration.
2 For resistance ranges underflow detection is never enabled.
3 When wire break alarm is disabled and an open wire condition exists in the sensor wiring, the module may report
random values.
The SM 1231 RTD analog signal module measures the value of resistance connected to the
module inputs. The measurement type can be selected as either "Resistor" or "Thermal
resistor".
● "Resistor": The nominal range full scale value will be decimal 27648.
● "Thermal resistor": The value will be reported in degrees multiplied by ten (for example,
25.3 degrees will be reported as decimal 253).
The SM 1231 RTD module supports measurements with 2-wire, 3-wire and 4-wire
connections to the sensor resistor.

Technical specifications
A.8 Thermocouple and RTD signal modules (SMs)
S7-1200 Programmable controller
780 System Manual, 04/2012, A5E02486680-06
Table A- 150 Wiring diagrams for the RTD SMs
SM 1231 RTD 4 x 16 bit (6ES7 231-5PD30-0XB0) SM 1231 RTD 8 x 16 bit (6ES7 231-5PF30-0XB0)
X10
X11
X12
X13
X10
X11
X12
X13
① Loop-back unused RTD inputs
② 2-wire RTD ③ 3-wire RTD ④ 4-wire RTD
NOTE: Note: Connectors must be gold. See Appendix C, Spare Parts for order number.
Table A- 151 Connector Pin Locations for SM 1231 RTD 4 x 16 bit (6ES7 231-5PD30-0XB0)
Pin X10 (gold) X11 (gold) X12 (gold) X13 (gold)
1 L+ / 24VDC No connection No connection No connection
2 M / 24VDC No connection No connection No connection
3 GND No connection No connection No connection
4 AI 0 M+ /RTD AI 1 M+ /RTD AI 2 M+ /RTD AI 3 M+ /RTD
5 AI 0 M- /RTD AI 1 M- /RTD AI 2 M- /RTD AI 3 M- /RTD
6 AI 0 I+ /RTD AI 1 I+ /RTD AI 2 I+ /RTD AI 3 I+ /RTD
7 AI 0 I- /RTD AI 1 I- /RTD AI 2 I- /RTD AI 3 I- /RTD
Table A- 152 Connector Pin Locations for SM 1231 RTD 8 x 16 bit (6ES7 231-5PF30-0XB0)
Pin X10 (gold) X11 (gold) X12 (gold) X13 (gold)
1 L+ / 24VDC No connection No connection No connection
2 M / 24VDC No connection No connection No connection
3 GND No connection No connection No connection
4 AI 0 M+ /RTD AI 2 M+ /RTD AI 4 M+ /RTD AI 6 M+ /RTD
5 AI 0 M- /RTD AI 2 M- /RTD AI 4 M- /RTD AI 6 M- /RTD
6 AI 0 I+ /RTD AI 2 I+ /RTD AI 4 I+ /RTD AI 6 I+ /RTD

Technical specifications
A.8 Thermocouple and RTD signal modules (SMs)
S7-1200 Programmable controller
System Manual, 04/2012, A5E02486680-06 781
Pin X10 (gold) X11 (gold) X12 (gold) X13 (gold)
7 AI 0 I- /RTD AI 2 I- /RTD AI 4 I- /RTD AI 6 I- /RTD
8 AI 1 M+ /RTD AI 3 M+ /RTD AI 5 M+ /RTD A7 M+ /RTD
9 AI 1 M- /RTD AI 3 M- /RTD AI 5 M- /RTD AI 7 M- /RTD
10 AI 1 I+ /RTD AI 3 I+ /RTD AI 5 I+ /RTD AI 7 I+ /RTD
11 AI 1 I- /RTD AI 3 I- /RTD AI 5 I- /RTD AI 7 I- /RTD
Note
The RTD unused channels can be deactivated. No error will occur if an unused channel is
deactivated.
The RTD module needs to have the current loop continuous to eliminate extra stabilization
time which is automatically added to an unused channel that is not deactivated. For
consistency the RTD module should have a resistor connected (like the 2-wire RTD
connection).
A.8.2.1 Selection tables for the SM 1231 RTD
Table A- 153 Ranges and accuracy for the different sensors supported by the RTD modules
Temperature
coefficient
RTD type Under range
minimum1
Nominal
range low limit
Nominal
range high
limit
Over range
maximum2
Normal
range
accuracy
@ 25°C
Normal
range
accuracy
-20°C to
60°C
Pt 10 -243.0°C -200.0°C 850.0°C 1000.0°C ±1.0°C ±2.0°C
Pt 50
Pt 100
Pt 200
Pt 500
Pt 0.003850
ITS90
DIN EN 60751
Pt 1000
-243.0°C -200.0°C 850.0°C 1000.0°C ±0.5°C ±1.0°C
Pt 100 -243.0°C -200.0°C 850.0°C 1000.0°C ± 0.5°C ±1.0°C
Pt 200
Pt 500
Pt 0.003902
Pt 0.003916
Pt 0.003920
Pt 1000
-243.0°C -200.0°C 850.0°C 1000.0°C ± 0.5°C ±1.0°C
Pt 10 -273.2°C -240.0°C 1100.0°C 1295°C ±1.0°C ±2.0°C
Pt 50
Pt 100
Pt 0.003910
Pt 500
-273.2°C -240.0°C 1100.0°C 1295°C ±0.8°C ±1.6°C
Ni 100
Ni 120
Ni 200
Ni 0.006720
Ni 0.006180
Ni 500
-105.0°C -60.0°C 250.0°C 295.0°C ±0.5°C ±1.0°C

Technical specifications
A.8 Thermocouple and RTD signal modules (SMs)
S7-1200 Programmable controller
782 System Manual, 04/2012, A5E02486680-06
Temperature
coefficient
RTD type Under range
minimum1
Nominal
range low limit
Nominal
range high
limit
Over range
maximum2
Normal
range
accuracy
@ 25°C
Normal
range
accuracy
-20°C to
60°C
Ni 1000
LG-Ni 0.005000 LG-Ni 1000 -105.0°C -60.0°C 250.0°C 295.0°C ±0.5°C ±1.0°C
Ni 0.006170 Ni 100 -105.0°C -60.0°C 180.0°C 212.4°C ±0.5°C ±1.0°C
Cu 0.004270 Cu 10 -240.0°C -200.0°C 260.0°C 312.0°C ±1.0°C ±2.0°C
Cu 10 -60.0°C -50.0°C 200.0°C 240.0°C ±1.0°C ±2.0°C
Cu 50
Cu 0.004260
Cu 100
-60.0°C -50.0°C 200.0°C 240.0°C ±0.6°C ±1.2°C
Cu 10 -240.0°C -200.0°C 200.0°C 240.0°C ±1.0°C ±2.0°C
Cu 50
Cu 0.004280
Cu 100
-240.0°C -200.0°C 200.0°C 240.0°C ±0.7°C ±1.4°C
1 RTD values below the under-range minimum value report -32768.
2 RTD values above the over-range maximum value report +32767.
Table A- 154 Resistance
Range Under range
minimum
Nominal range
low limit
Nominal range
high limit
Over range
maximum1
Normal range
accuracy
@ 25°C
Normal range
accuracy
-20°C to 60°C
150 Ω n/a 0 (0 Ω) 27648 (150 Ω) 176.383 Ω ±0.05% ±0.1%
300 Ω n/a 0 (0 Ω) 27648 (300 Ω) 352.767 Ω ±0.05% ±0.1%
600 Ω n/a 0 (0 Ω) 27648 (600 Ω) 705.534 Ω ±0.05% ±0.1%
1 Resistance values above the over-range minimum value are reported as +32767.
Note
The module reports 32767 on any activated channel with no sensor connected. If open wire
detection is also enabled, the module flashes the appropriate red LEDs.
When 500 Ω and 1000 Ω RTD ranges are used with other lower value resistors, the error
may increase to two times the specified error.
Best accuracy will be achieved for the 10 Ω RTD ranges if 4 wire connections are used.
The resistance of the connection wires in 2 wire mode will cause an error in the sensor
reading and therefore accuracy is not guaranteed.

Technical specifications
A.8 Thermocouple and RTD signal modules (SMs)
S7-1200 Programmable controller
System Manual, 04/2012, A5E02486680-06 783
Table A- 155 Noise reduction and update times for the RTD modules
Update time (seconds)
Rejection frequency
selection
Integration time
4-channel module 8-channel module
400 Hz (2.5 ms) 10 ms 1 4-/2-wire: 0.142
3-wire: 0.285
4-/2-wire: 0.285
3-wire: 0.525
60 Hz (16.6 ms) 16.67 ms 4-/2-wire: 0.222
3-wire: 0.445
4-/2-wire: 0.445
3-wire: 0.845
50 Hz (20 ms) 20 ms 4-/2-wire: 0.262
3-wire: .505
4-/2-wire: 0.524
3-wire: 1.015
10 Hz (100 ms) 100 ms 4-/2-wire: 1.222
3-wire: 2.445
4-/2-wire: 2.425
3-wire: 4.845
1 To maintain module resolution and accuracy when the 400 Hz filter is selected, the integration time is 10 ms. This
selection also rejects 100 Hz and 200 Hz noise.
NOTICE
After power is applied, the module performs internal calibration for the analog-to-digital
converter. During this time the module reports a value of 32767 on each channel until valid
data is available on that channel. Your user program may need to allow for this initialization
time. Because the configuration of the module can vary the length of the initialization time,
you should verify the behavior or the module in your configuration. If required, you can
include logic in your user program to accommodate the initialization time of the module.
Representation of Analog values for RTDs
A representation of the digitized measured value for the RTD standard temperature range
sensors are shown in the tables below.
Table A- 156 Representation of analog values for resistance thermometers PT 100, 200, 500, 1000
and PT 10, 50, 100, 500 GOST (0.003850) standard
Units Units
Pt x00
standard in
°C (1 digit =
0.1° C)
Decimal
Hexadecimal
Pt x00
standard in
°F (1 digit =
0.1 F)
Decimal
Hexadecimal
Range
> 1000.0 32767 7FFF > 1832.0 32767 7FFF Overflow
1000.0
:
850.1
10000
:
8501
2710
:
2135
1832.0
:
1562.1
18320
:
15621
4790
:
3D05
Overrange
850.0
:
-200.0
8500
:
-2000
2134
:
F830
1562.0
:
-328.0
15620
:
-3280
3D04
:
F330
Rated range

Technical specifications
A.9 Digital signal boards (SBs)
S7-1200 Programmable controller
784 System Manual, 04/2012, A5E02486680-06
Units Units Pt x00
standard in
°C (1 digit =
0.1° C)
Decimal
Hexadecimal
Pt x00
standard in
°F (1 digit =
0.1 F)
Decimal
Hexadecimal
Range
-200.1
:
-243.0
-2001
:
-2430
F82F
:
F682
-328.1
:
-405.4
-3281
:
-4054
F32F
:
F02A
Underrange
< -243.0 -32768 8000 < -405.4 -32768 8000 Underflow
A.9 Digital signal boards (SBs)
A.9.1 SB 1221 200 kHz digital input specifications
Table A- 157 General specifications
Technical data SB 1221 DI 4 x 24 VDC, 200 kHz SB 1221 DI 4 x 5 VDC, 200 kHz
Order number 6ES7 221-3BD30-0XB0 6ES7 221-3AD30-0XB0
Dimensions W x H x D (mm) 38 x 62 x 21 38 x 62 x 21
Weight 35 grams 35 grams
Power dissipation 1.5 W 1.0 W
Current consumption (SM Bus) 40 mA 40 mA
Current consumption (24 VDC) 7 mA / input + 20 mA 15 mA / input + 15 mA
Table A- 158 Digital inputs
Technical data SB 1221 DI 4 x 24 VDC, 200 kHz SB 1221 DI 4 x 5 VDC, 200 kHz
Number of inputs 4 4
Type Source Source
Rated voltage 24 VDC at 7 mA, nominal 5 VDC at 15 mA, nominal
Continuous permissible voltage 28.8 VDC 6 VDC
Surge voltage 35 VDC for 0.5 sec. 6 V
Logic 1 signal (min.) L+ minus 10 VDC at 2.9 mA L+ minus 2.0 VDC at 5.1 mA
Logic 0 signal (max.) L+ minus 5 VDC at 1.4 mA L+ minus 1.0 VDC at 2.2 mA
HSC clock input rates (max.) Single phase: 200 kHz
Quadrature phase: 160 kHz
Single phase: 200 kHz
Quadrature phase: 160 kHz
Isolation (field side to logic) 500 VAC for 1 minute 500 VAC for 1 minute
Isolation groups 1 1
Filter times 0.2, 0.4, 0.8, 1.6, 3.2, 6.4, and 12.8 ms;
Selectable in groups of 4
0.2, 0.4, 0.8, 1.6, 3.2, 6.4, and 12.8 ms;
Selectable in groups of 4

Technical specifications
A.9 Digital signal boards (SBs)
S7-1200 Programmable controller
System Manual, 04/2012, A5E02486680-06 785
Technical data SB 1221 DI 4 x 24 VDC, 200 kHz SB 1221 DI 4 x 5 VDC, 200 kHz
Number of inputs on simultaneously 2 (no adjacent points) at 60° C
horizontal or 50° C vertical
4 at 55° C horizontal or 45° C
vertical
4
Cable length (meters) 50 shielded twisted pair 50 shielded twisted pair
NOTICE
When switching frequencies above 20 kHz, it is important that the digital inputs receive a
square wave. Consider the following options to improve the signal quality to the inputs:
Minimize the cable length
Change a driver from a sink only driver to a sinking and sourcing driver
Change to a higher quality cable
Reduce the circuit/components from 24 V to 5 V
Add an external load at the input
Table A- 159 Wiring diagrams for the 200 kHz digital input SBs
SB 1221 DI 4 x 24 VDC, 200 kHz
(6ES7 221-3BD30-0XB0)
SB 1221 DI 4 x 5 VDC, 200 kHz
(6ES7 221-3AD30-0XB0)
X19
X19
① Supports sourcing inputs only

Technical specifications
A.9 Digital signal boards (SBs)
S7-1200 Programmable controller
786 System Manual, 04/2012, A5E02486680-06
Table A- 160 Connector pin locations for SB 1221 DI 4 x 24 VDC, 200 kHz (6ES7 221-3BD30-0XB0)
Pin X19
1 L+ / 24VDC
2 M / 24VDC
3 DI e.0
4 DI e.1
5 DI e.2
6 DI e.3
Table A- 161 Connector pin locations for SB 1221 DI 4 x 5 VDC, 200 kHz (6ES7 221-3AD30-0XB0)
Pin X19
1 L+ / 5VDC
2 M / 5VDC
3 DI e.0
4 DI e.1
5 DI e.2
6 DI e.3
A.9.2 SB 1222 200 kHz digital output specifications
Table A- 162 General specifications
Technical data SB 1222 DQ 4 x 24 VDC, 200 kHz SB 1222 DQ 4 x 5 VDC, 200 kHz
Order number 6ES7 222-1BD30-0XB0 6ES7 222-1AD30-0XB0
Dimensions W x H x D (mm) 38 x 62 x 21 38 x 62 x 21
Weight 35 grams 35 grams
Power dissipation 0.5 W 0.5 W
Current consumption (SM Bus) 35 mA 35 mA
Current consumption (24 VDC) 15 mA 15 mA
Table A- 163 Digital outputs
Technical data SB 1222 DQ 4 x 24 VDC, 200 kHz SB 1222 DQ 4 x 5 VDC, 200 kHz
Number of outputs 4 4
Output type Solid state - MOSFET sink and source1 Solid state - MOSFET sink and source1
Voltage range 20.4 to 28.8 VDC 4.25 to 6.0 VDC
Logic 1 signal at max. current L+ minus 1.5 V L+ minus 0.7 V
Logic 0 signal at max. current 1.0 VDC, max. 0.2 VDC, max.
Current (max.) 0.1 A 0.1 A

Technical specifications
A.9 Digital signal boards (SBs)
S7-1200 Programmable controller
System Manual, 04/2012, A5E02486680-06 787
Technical data SB 1222 DQ 4 x 24 VDC, 200 kHz SB 1222 DQ 4 x 5 VDC, 200 kHz
Lamp load -- --
On state contact resistance 11 Ω max. 7 Ω max.
Off state resistance 6 Ω max. 0.2 Ω max.
Leakage current per point -- --
Pulse Train Output rate 200 kHz max., 2 Hz min. 200 kHz max., 2 Hz min.
Surge current 0.11 A 0.11 A
Overload protection No No
Isolation (field side to logic) 500 VAC for 1 minute 500 VAC for 1 minute
Isolation groups 1 1
Currents per common 0.4 A 0.4 A
Inductive clamp voltage None None
Switching delay 1.5 μs + 300 ns rise
1.5 μs + 300 ns fall
200 ns + 300 ns rise
200 ns + 300 ns fall
Behavior on RUN to STOP Last value or substitute value (default
value 0)
Last value or substitute value (default
value 0)
Number of outputs on simultaneously 2 (no adjacent points) at 60° C
horizontal or 50° C vertical
4 at 55° C horizontal or 45° C
vertical
4
Cable length (meters) 50 shielded twisted pair 50 shielded twisted pair
1 Because both sinking and sourcing configurations are supported by the same circuitry, the active state of a sourcing
load is opposite that of a sinking load. A source output exhibits positive logic (Q bit and LED are ON when the load has
current flow), while a sink output exhibits negative logic (Q bit and LED are OFF when the load has current flow). If the
module is plugged in with no user program, the default for this module is 0 V, which means that a sinking load will be
turned ON.
NOTICE
When switching frequencies above 20 kHz, it is important that the digital inputs receive a
square wave. Consider the following options to improve the signal quality to the inputs:
Minimize the cable length
Change a driver from a sink only driver to a sinking and sourcing driver
Change to a higher quality cable
Reduce the circuit/components from 24 V to 5 V
Add an external load at the input

Technical specifications
A.9 Digital signal boards (SBs)
S7-1200 Programmable controller
788 System Manual, 04/2012, A5E02486680-06
Table A- 164 Wiring diagrams for the 200 kHz digital output SBs
SB 1222 DQ 4 x 24 VDC, 200 kHz
(6ES7 222-1BD30-0XB0)
SB 1222 DQ 4 x 5 VDC, 200 kHz
(6ES7 222-1AD30-0XB0)
X19
X19
① For sourcing outputs, connect "Load" to "-" (shown). For sinking outputs, connect "Load" to "+". Because both sinking
and sourcing configurations are supported by the same circuitry, the active state of a sourcing load is opposite that of a
sinking load. A source output exhibits positive logic (Q bit and LED are ON when the load has current flow), while a sink
output exhibits negative logic (Q bit and LED are OFF when the load has current flow). If the module is plugged in with
no user program, the default for this module is 0 V, which means that a sinking load will be turned ON.
Table A- 165 Connector pin locations for SB 1222 DQ 4 x 24 VDC, 200 kHz (6ES7 222-1BD30-0XB0)
Pin X19
1 L+ / 24VDC
2 M / 24VDC
3 DQ e.0
4 DQ e.1
5 DQ e.2
6 DQ e.3
Table A- 166 Connector pin locations for SB 1222 DQ 4 x 5 VDC, 200 kHz (6ES7 222-1AD30-0XB0)
Pin X19
1 L+ / 5VDC
2 M / 5VDC
3 DQ e.0
4 DQ e.1
5 DQ e.2
6 DQ e.3

Technical specifications
A.9 Digital signal boards (SBs)
S7-1200 Programmable controller
System Manual, 04/2012, A5E02486680-06 789
A.9.3 SB 1223 200 kHz digital input / output specifications
Table A- 167 General specifications
Technical data SB 1223 DI 2 x 24 VDC /
DQ 2 x 24 VDC, 200 kHz
SB 1223 DI 2 x 5 VDC /
DQ 2 x 5 VDC, 200 kHz
Order number 6ES7 223-3BD30-0XB0 6ES7 223-3AD30-0XB0
Dimensions W x H x D (mm) 38 x 62 x 21 38 x 62 x 21
Weight 35 grams 35 grams
Power dissipation 1.0 W 0.5 W
Current consumption (SM Bus) 35 mA 35 mA
Current consumption (24 VDC) 7 mA / Input + 30 mA 15 mA / input + 15 mA
Table A- 168 Digital inputs
Technical data SB 1223 DI 2 x 24 VDC /
DQ 2 x 24 VDC, 200 kHz
SB 1223 DI 2 x 5 VDC /
DQ 2 x 5 VDC, 200 kHz
Number of inputs 2 2
Type Source Source
Rated voltage 24 VDC at 7 mA, nominal 5 VDC at 15 mA, nominal
Continuous permissible voltage 28.8 VDC 6 VDC
Surge voltage 35 VDC for 0.5 sec. 6 V
Logic 1 signal (min.) L+ minus 10 VDC at 2.9 mA L+ minus 2.0 VDC at 5.1 mA
Logic 0 signal (max.) L+ minus 5 VDC at 1.4 mA L+ minus 1.0 VDC at 2.2 mA
HSC clock input rates (max.) Single phase: 200 kHz
Quadrature phase: 160 kHz
Single phase: 200 kHz
Quadrature phase: 160 kHz
Isolation (field side to logic) 500 VAC for 1 minute 500 VAC for 1 minute
Isolation groups 1 (no isolation to outputs) 1 (no isolation to outputs)
Filter times 0.2, 0.4, 0.8, 1.6, 3.2, 6.4, and 12.8 ms;
Selectable in groups of 4
0.2, 0.4, 0.8, 1.6, 3.2, 6.4, and 12.8 ms;
Selectable in groups of 4
Number of inputs on simultaneously 2 2
Cable length (meters) 50 shielded twisted pair 50 shielded twisted pair
Table A- 169 Digital outputs
Technical data SB 1223 DI 2 x 24 VDC /
DQ 2 x 24 VDC, 200 kHz
SB 1223 DI 2 x 5 VDC /
DQ 2 x 5 VDC, 200 kHz
Number of outputs 2 2
Output type Solid state - MOSFET sink and source1 Solid state - MOSFET sink and source1
Voltage range 20.4 to 28.8 VDC 4.25 to 6.0 VDC
Rated value 24 VDC 5 VDC
Logic 1 signal at max. current L+ minus 1.5 V L+ minus 0.7 V
Logic 0 signal at max. current 1.0 VDC, max. 0.2 VDC, max.

Technical specifications
A.9 Digital signal boards (SBs)
S7-1200 Programmable controller
790 System Manual, 04/2012, A5E02486680-06
Technical data SB 1223 DI 2 x 24 VDC /
DQ 2 x 24 VDC, 200 kHz
SB 1223 DI 2 x 5 VDC /
DQ 2 x 5 VDC, 200 kHz
Current (max.) 0.1 A 0.1 A
Lamp load -- --
On state contact resistance 11 Ω max. 7 Ω max.
Off state resistance 6 Ω max. 0.2 Ω max.
Leakage current per point -- --
Pulse Train Output rate 200 kHz max., 2 Hz min. 200 kHz max., 2 Hz min.
Surge current 0.11 A 0.11 A
Overload protection No No
Isolation (field side to logic) 500 VAC for 1 minute 500 VAC for 1 minute
Isolation groups 1 (no isolation to inputs) 1 (no isolation to inputs)
Currents per common 0.2 A 0.2 A
Inductive clamp voltage None None
Switching delay 1.5 μs + 300 ns rise
1.5 μs + 300 ns fall
200 ns + 300 ns rise
200 ns + 300 ns fall
Behavior on RUN to STOP Last value or substitute
(default value 0)
Last value or substitute
(default value 0)
Number of outputs on simultaneously 2 2
Cable length (meters) 50 shielded twisted pair 50 shielded twisted pair
1 Because both sinking and sourcing configurations are supported by the same circuitry, the active state of a sourcing
load is opposite that of a sinking load. A source output exhibits positive logic (Q bit and LED are ON when the load has
current flow), while a sink output exhibits negative logic (Q bit and LED are OFF when the load has current flow). If the
module is plugged in with no user program, the default for this module is 0 V, which means that a sinking load will be
turned ON.
NOTICE
When switching frequencies above 20 kHz, it is important that the digital inputs receive a
square wave. Consider the following options to improve the signal quality to the inputs:
Minimize the cable length
Change a driver from a sink only driver to a sinking and sourcing driver
Change to a higher quality cable
Reduce the circuit/components from 24 V to 5 V
Add an external load at the input

Technical specifications
A.9 Digital signal boards (SBs)
S7-1200 Programmable controller
System Manual, 04/2012, A5E02486680-06 791
Table A- 170 Wiring diagrams for the 200 kHz digital input/output SBs
SB 1223 DI 2 x 24 VDC/DQ 2 x 24 VDC,
200 kHz (6ES7 223-3BD30-0XB0)
SB 1223 DI 2 x 5 VDC / DQ 2 x 5 VDC,
200 kHz (6ES7 223-3AD30-0XB0)
X19
X19
① Supports sourcing inputs only
② For sourcing outputs, connect "Load" to "-" (shown). For sinking outputs, connect "Load" to "+". 1 Because both sinking
and sourcing configurations are supported by the same circuitry, the active state of a sourcing load is opposite that of a
sinking load. A source output exhibits positive logic (Q bit and LED are ON when the load has current flow), while a sink
output exhibits negative logic (Q bit and LED are OFF when the load has current flow). If the module is plugged in with
no user program, the default for this module is 0 V, which means that a sinking load will be turned ON.
Table A- 171 Connector pin locations for SB 1223 DI 2 x 24 VDC/DQ 2 x 24 VDC, 200 kHz (6ES7
223-3BD30-0XB0)
Pin X19
1 L+ / 24VDC
2 M / 24VDC
3 DI e.0
4 DI e.1
5 DQ e.0
6 DQ e.1
Table A- 172 Connector pin locations for SB 1223 DI 2 x 5 VDC / DQ 2 x 5 VDC, 200 kHz (6ES7 223-
3AD30-0XB0)
Pin X19
1 L+ / 5VDC
2 M / 5VDC
3 DI e.0
4 DI e.1

Technical specifications
A.9 Digital signal boards (SBs)
S7-1200 Programmable controller
792 System Manual, 04/2012, A5E02486680-06
Pin X19
5 DQ e.0
6 DQ e.1
A.9.4 SB 1223 2 X 24 VDC input / 2 X 24 VDC output specifications
Table A- 173 General specifications
Technical Data SB 1223 DI 2 x 24 VDC, DQ 2 x 24 VDC
Order number 6ES7 223-0BD30-0XB0
Dimensions W x H x D (mm) 38 x 62 x 21
Weight 40 grams
Power dissipation 1.0 W
Current consumption (SM Bus) 50 mA
Current consumption (24 VDC) 4 mA / Input used
Table A- 174 Digital inputs
Technical Data SB 1223 DI 2 x 24 VDC, DQ 2 x 24 VDC
Number of inputs 2
Type IEC Type 1 sink
Rated voltage 24 VDC at 4 mA, nominal
Continuous permissible voltage 30 VDC, max.
Surge voltage 35 VDC for 0.5 sec.
Logic 1 signal (min.) 15 VDC at 2.5 mA
Logic 0 signal (max.) 5 VDC at 1 mA
HSC clock input rates (max.) 20 kHz (15 to 30 VDC)
30 kHz (15 to 26 VDC)
Isolation (field side to logic) 500 VAC for 1 minute
Isolation groups 1
Filter times 0.2, 0.4, 0.8, 1.6, 3.2, 6.4, and 12.8 ms
Selectable in groups of 2
Number of inputs on simultaneously 2
Cable length (meters) 500 shielded, 300 unshielded
Table A- 175 Digital outputs
Technical Data SB 1223 DI 2 x 24 VDC, DQ 2 x 24 VDC
Number of outputs 2
Output type Solid state - MOSFET (sourcing)

Technical specifications
A.9 Digital signal boards (SBs)
S7-1200 Programmable controller
System Manual, 04/2012, A5E02486680-06 793
Technical Data SB 1223 DI 2 x 24 VDC, DQ 2 x 24 VDC
Voltage range 20.4 to 28.8 VDC
Logic 1 signal at max. current 20 VDC min.
Logic 0 signal with 10K Ω load 0.1 VDC max.
Current (max.) 0.5 A
Lamp load 5 W
On state contact resistance 0.6 Ω max.
Leakage current per point 10 μA max.
Pulse Train Output (PTO) rate 20 KHz max., 2 Hz min. 1
Surge current 5 A for 100 ms max.
Overload protection No
Isolation (field side to logic) 500 VAC for 1 minute
Isolation groups 1
Currents per common 1 A
Inductive clamp voltage L+ minus 48 V, 1 W dissipation
Switching delay 2 μs max. off to on
10 μs max. on to off
Behavior on RUN to STOP Last value or substitute value (default value 0)
Number of outputs on simultaneously 2
Cable length (meters) 500 m shielded, 150 m unshielded
1 Depending on your pulse receiver and cable, an additional load resistor (at least 10% of rated current) may improve
pulse signal quality and noise immunity.
Table A- 176 Wiring diagram for the digital input/output SB
SB 1223 DI 2 x 24 VDC, DQ 2 x 24 VDC (6ES7 223-0BD30-0XB0)
X19
① Supports sinking inputs only

Technical specifications
A.10 Analog signal boards (SBs)
S7-1200 Programmable controller
794 System Manual, 04/2012, A5E02486680-06
Table A- 177 Connector pin locations for SB 1223 DI 2 x 24 VDC, DQ 2 x 24 VDC (6ES7 223-0BD30-
0XB0)
Pin X19
1 L+ / 24VDC
2 M / 24VDC
3 DI e.0
4 DI e.1
5 DQ e.0
6 DQ e.1
A.10 Analog signal boards (SBs)
A.10.1 SB 1231 1 analog input specifications
Note
To use this SB, your CPU firmware must be V2.0 or higher.
Table A- 178 General specifications
Technical data SB 1231 AI 1 x 12 bit
Order number 6ES7 231-4HA30-0XB0
Dimensions W x H x D (mm) 38 x 62 x 21
Weight 35 grams
Power dissipation 0.4 W
Current consumption (SM Bus) 55 mA
Current consumption (24 VDC) none
Table A- 179 Analog inputs
Technical data SB 1231 AI 1x12 bit
Number of inputs 1
Type Voltage or current (differential)
Range ±10V, ±5V, ±2.5 or 0 to 20 mA
Resolution 11 bits + sign bit
Full scale range (data word) -27,648 to 27,648

Technical specifications
A.10 Analog signal boards (SBs)
S7-1200 Programmable controller
System Manual, 04/2012, A5E02486680-06 795
Technical data SB 1231 AI 1x12 bit
Over/Under range (data word) Voltage: 32,511 to 27,649 / -27,649 to -32,512
Current: 32,511 to 27,649 / 0 to -4,864
(Refer to Analog input representation for voltage and Analog input
representation for current.)
Overflow/Underflow (data word) Voltage: 32,767 to 32,512 / -32,513 to -32,768
Current: 32,767 to 32,512 / -4,865 to -32,768
(Refer to Analog input representation for voltage and Analog input
representation for current.)
Maximum withstand voltage / current ±35V / ±40 mA
Smoothing None, weak, medium, or strong (refer to Analog input response
times for step response time.)
Noise rejection 400, 60, 50, or 10 Hz (refer to Analog input response times for
sample rates.)
Accuracy (25°C / -20 to 60°C) ±0.3% / ±0.6% of full scale
Input impedance
Differential
Common mode
Voltage: 220 kΩ; Current: 250 Ω
Voltage: 55 kΩ; Current: 55 kΩ
Behavior on RUN to STOP Last value or substitute value (default value 0)
Measuring principle Actual value conversion
Common mode rejection 400 dB, DC to 60 Hz
Operational signal range Signal plus common mode voltage must be less than +35 V and
greater than -35 V
Isolation (field side to logic) None
Cable length (meters) 100 m, twisted and shielded
Table A- 180 Diagnostics
Technical data SB 1231 AI 1 x 12 bit
Overflow/underflow Yes
24 VDC low voltage no

Technical specifications
A.10 Analog signal boards (SBs)
S7-1200 Programmable controller
796 System Manual, 04/2012, A5E02486680-06
Table A- 181 Wiring diagram for the analog input SB
SB 1231 AI x 12 bit (6ES7 231-4HA30-0XB0)
X19
① Connect "R" and "0+" for current
Note: Connectors must be gold. See Appendix C, Spare Parts for order number.
Table A- 182 Connector pin locations for SB 1231 AI x 12 bit (6ES7 231-4HA30-0XB0)
Pin X19 (gold)
1 No connection
2 No connection
3 AI R
4 AI 0+
5 AI 0+
6 AI 0-
A.10.2 SB 1232 1 analog output specifications
Table A- 183 General specifications
Technical data SB 1232 AQ 1 x 12 bit
Order number 6ES7 232-4HA30-0XB0
Dimensions W x H x D (mm) 38 x 62 x 21
Weight 40 grams
Power dissipation 1.5 W
Current consumption (SM Bus) 15 mA
Current consumption (24 VDC) 40 mA (no load)

Technical specifications
A.10 Analog signal boards (SBs)
S7-1200 Programmable controller
System Manual, 04/2012, A5E02486680-06 797
Table A- 184 Analog outputs
Technical data SB 1232 AQ 1 x 12 bit
Number of outputs 1
Type Voltage or current
Range ±10 V or 0 to 20 mA
Resolution Voltage: 12 bits
Current: 11 bits
Full scale range (data word)
Refer to the output ranges for voltage and current
(Page 800).
Voltage: -27,648 to 27,648
Current: 0 to 27,648
Accuracy (25°C / -20 to 60°C) ±0.5% / ±1% of full scale
Settling time (95% of new value) Voltage: 300 μS (R), 750 μS (1 uF)
Current: 600 μS (1 mH), 2 ms (10 mH)
Load impedance Voltage: ≥ 1000 Ω
Current: ≤ 600 Ω
Behavior on RUN to STOP Last value or substitute value (default value 0)
Isolation (field side to logic) None
Cable length (meters) 100 m, twisted and shielded
Table A- 185 Diagnostics
Technical data SB 1232 AQ 1 x 12 bit
Overflow/underflow Yes
Short to ground (voltage mode only) Yes
Wire break (current mode only) Yes

Technical specifications
A.10 Analog signal boards (SBs)
S7-1200 Programmable controller
798 System Manual, 04/2012, A5E02486680-06
Table A- 186 Wiring diagram for the SB 1232 AQ 1 x 12 bit
SB 1232 AQ 1 x 12 bit (6ES7 232-4HA30-0XB0)
X19
Note: Connectors must be gold. See Appendix C, Spare Parts for order number.
Table A- 187 Connector pin locations for SB 1232 AQ 1 x 12 bit (6ES7 232-4HA30-0XB0)
Pin X19 (gold)
1 AQ 0M
2 AQ 0
3 GND
4 No connection
5 No connection
6 No connection
A.10.3 Measurement ranges for analog inputs and outputs
A.10.3.1 Step response of the analog inputs
Table A- 188 Step response (ms), 0V to 10V measured at 95%
Integration time selection
Smoothing selection (sample averaging)
400 Hz (2.5 ms) 60 Hz (16.6 ms) 50 Hz (20 ms) 10 Hz (100 ms)
None (1 cycle): No averaging 4.5 ms 18.7 ms 22.0 ms 102 ms
Weak (4 cycles): 4 samples 10.6 ms 59.3 ms 70.8 ms 346 ms

Technical specifications
A.10 Analog signal boards (SBs)
S7-1200 Programmable controller
System Manual, 04/2012, A5E02486680-06 799
Integration time selection Smoothing selection (sample averaging)
400 Hz (2.5 ms) 60 Hz (16.6 ms) 50 Hz (20 ms) 10 Hz (100 ms)
Medium (16 cycles): 16 samples 33.0 ms 208 ms 250 ms 1240 ms
Strong (32 cycles): 32 samples 63.0 ms 408 ms 490 ms 2440 ms
Sample time 0.156 ms 1.042 ms 1.250 ms 6.250 ms
A.10.3.2 Sample time and update times for the analog inputs
Table A- 189 Sample time and update time
Selection Sample time SB update time
400 Hz (2.5 ms) 0.156 ms 0.156 ms
60 Hz (16.6 ms) 1.042 ms 1.042 ms
50 Hz (20 ms) 1.250 ms 1.25 ms
10 Hz (100 ms) 6.250 ms 6.25 ms
A.10.3.3 Measurement ranges of the analog inputs for voltage
Table A- 190 Analog input representation for voltage
System Voltage Measuring Range
Decimal Hexadecimal ±10 V ±5 V ±2.5 V ±1.25V 0 to 10 V
32767 7FFF 11.851 V 5.926 V 2.963 V 1.481 V 11.851 V
32512 7F00
Overflow
Overflow
32511 7EFF 11.759 V 5.879 V 2.940 V 1.470 V 11.759 V
27649 6C01
Overshoot
range
Overshoot
range
27648 6C00 10 V 5 V 2.5 V 1.250 V 10 V
20736 5100 7.5 V 3.75 V 1.875 V 0.938 V 7.5 V
1 1 361.7 μV 180.8 μV 90.4 μV 45.2 μV 361.7 μV
0 0 0 V 0 V 0 V 0 V 0 V
Rated
range
-1 FFFF
-20736 AF00 -7.5 V -3.75 V -1.875 V -0.938 V
-27648 9400 -10 V -5 V -2.5 V -1.250 V
Rated range
-27649 93FF
-32512 8100 -11.759 V -5.879 V -2.940 V -1.470 V
Undershoot
range
-32513 80FF
-32768 8000 -11.851 V -5.926 V -2.963 V -1.481 V
Underflow
Negative
values are
not
supported

Technical specifications
A.10 Analog signal boards (SBs)
S7-1200 Programmable controller
800 System Manual, 04/2012, A5E02486680-06
A.10.3.4 Measurement ranges of the analog inputs for current
Table A- 191 Analog input representation for current
System Current measuring range
Decimal Hexidecimal 0 mA to 20 mA 4 mA to 20 mA
32767 7FFF 23.70 mA 22.96 mA
32512 7F00
Overflow
32511 7EFF 23.52 mA 22.81 mA
27649 6C01
Overshoot range
27648 6C00 20 mA 20 mA
20736 5100 15 mA 16 mA
1 1 723.4 nA 4 mA + 578.7 nA
0 0 0 mA 4 mA
Nominal range
-1 FFFF
-4864 ED00 -3.52 mA 1.185 mA
Undershoot range
-4865 ECFF
-32768 8000
Underflow
A.10.3.5 Output (AQ) measurement ranges for voltage and current (SB and SM)
Table A- 192 Analog output representation for voltage
System Voltage Output Range
Decimal Hexadecimal ± 10 V
32767 7FFF See note 1
32512 7F00 See note 1
Overflow
32511 7EFF 11.76 V
27649 6C01
Overshoot range
27648 6C00 10 V
20736 5100 7.5 V
1 1 361.7 μ V
0 0 0 V
-1 FFFF -361.7 μ V
-20736 AF00 -7.5 V
-27648 9400 -10 V
Rated range

Technical specifications
A.10 Analog signal boards (SBs)
S7-1200 Programmable controller
System Manual, 04/2012, A5E02486680-06 801
System Voltage Output Range
Decimal Hexadecimal ± 10 V
-27649 93FF
-32512 8100 -11.76 V
Undershoot range
-32513 80FF See note 1
-32768 8000 See note 1
Underflow
1 In an overflow or underflow condition, analog outputs will behave according to the device configuration properties set for
the analog signal module. In the "Reaction to CPU STOP" parameter, select either: Use substitute value or Keep last
value.
Table A- 193 Analog output representation for current
System Current Output Range
Decimal Hexadecimal 0 mA to 20 mA
32767 7FFF See note 1
32512 7F00 See note 1
Overflow
32511 7EFF 23.52 mA
27649 6C01
Overshoot range
27648 6C00 20 mA
20736 5100 15 mA
1 1 723.4 nA
0 0 0 mA
Rated range
1 In an overflow or underflow condition, analog outputs will behave according to the device configuration properties set for
the analog signal module. In the "Reaction to CPU STOP" parameter, select either: Use substitute value or Keep last
value.
A.10.4 Thermocouple SBs
A.10.4.1 SB 1231 1 analog thermocouple input specifications
Note
To use this SB, your CPU firmware must be V2.0 or higher.
Table A- 194 General specifications
Technical data SB 1231 AI 1 x 16 bit Thermocouple
Order number 6ES7 231-5QA30-0XB0
Dimensions W x H x D (mm) 38 x 62 x 21

Technical specifications
A.10 Analog signal boards (SBs)
S7-1200 Programmable controller
802 System Manual, 04/2012, A5E02486680-06
Technical data SB 1231 AI 1 x 16 bit Thermocouple
Weight 35 grams
Power dissipation 0.5 W
Current consumption (SM Bus) 5 mA
Current consumption (24 VDC) 20 mA
Table A- 195 Analog inputs
Technical data SB 1231 AI 1x16 bit Thermocouple
Number of inputs 1
Type Floating TC and mV
Range
Nominal range (data word)
Overrange/underrange (data word)
Overflow/underflow (data word)
See Thermocouple filter selection table (Page 803).
Temperature 0.1° C / 0.1° F Resolution
Voltage 15 bits plus sign
Maximum withstand voltage ±35 V
Noise rejection 85 dB for the selected filter setting
(10 Hz, 50 Hz, 60 Hz, 400 Hz)
Common mode rejection > 120 dB at 120 VAC
Impedance ≥ 10 M Ω
Accuracy See Thermocouple selection table (Page 803).
Repeatability ±0.05% FS
Measuring principle Integrating
Module update time See Thermocouple filter selection table (Page 803).
Cold junction error ±1.5° C
Isolation (field side to logic) 500 VAC
Cable length (meters) 100 m to sensor max.
Wire resistance 100 Ω max.
Table A- 196 Diagnostics
Technical data SB 1231 AI 1 x 16 bit Thermocouple
Overflow/underflow1 Yes
Wire break2 Yes
1 The overflow and underflow diagnostic alarm information will be reported in the analog data values even if the alarms
are disabled in the module configuration.
2 When wire break alarm is disabled and an open wire condition exists in the sensor wiring, the module may report
random values.

Technical specifications
A.10 Analog signal boards (SBs)
S7-1200 Programmable controller
System Manual, 04/2012, A5E02486680-06 803
The SM 1231 Thermocouple (TC) analog signal module measures the value of voltage
connected to the module inputs.
The SB 1231 Thermocouple analog signal board measures the value of voltage connected
to the signal board inputs. The temperature measurement type can be either
"Thermocouple" or "Voltage".
● "Thermocouple": The value will be reported in degrees multiplied by ten (for example,
25.3 degrees will be reported as decimal 253).
● "Voltage": The nominal range full scale value will be decimal 27648.
A.10.4.2 Basic operation for a thermocouple
Thermocouples are formed whenever two dissimilar metals are electrically bonded to each
other. A voltage is generated that is proportional to the junction temperature. This voltage is
small; one microvolt could represent many degrees. Measuring the voltage from a
thermocouple, compensating for extra junctions, and then linearizing the result forms the
basis of temperature measurement using thermocouples.
When you connect a thermocouple to the SM 1231 Thermocouple module, the two dissimilar
metal wires are attached to the module at the module signal connector. The place where the
two dissimilar wires are attached to each other forms the sensor thermocouple.
Two more thermocouples are formed where the two dissimilar wires are attached to the
signal connector. The connector temperature causes a voltage that adds to the voltage from
the sensor thermocouple. If this voltage is not corrected, then the temperature reported will
deviate from the sensor temperature.
Cold junction compensation is used to compensate for the connector thermocouple.
Thermocouple tables are based on a reference junction temperature, usually zero degrees
Celsius. The cold junction compensation compensates the connector to zero degrees
Celsius. The cold junction compensation restores the voltage added by the connector
thermocouples. The temperature of the module is measured internally, then converted to a
value to be added to the sensor conversion. The corrected sensor conversion is then
linearized using the thermocouple tables.
For optimum operation of the cold junction compensation, the thermocouple module must be
located in a thermally stable environment. Slow variation (less than 0.1° C/minute) in
ambient module temperature is correctly compensated within the module specifications. Air
movement across the module will also cause cold junction compensation errors.
If better cold junction error compensation is needed, an external iso-thermal terminal block
may be used. The thermocouple module provides for use of a 0° C referenced or 50° C
referenced terminal block.

Technical specifications
A.10 Analog signal boards (SBs)
S7-1200 Programmable controller
804 System Manual, 04/2012, A5E02486680-06
Selection table for the SB 1231 thermocouple
The ranges and accuracy for the different thermocouple types supported by the SB 1231
Thermocouple signal board are shown in the table below.
Table A- 197 SB 1231 Thermocouple selection table
Thermocouple
Type
Under range
minimum1
Nominal
range low limit
Nominal range
high limit
Over range
maximum2
Normal range 3
accuracy @ 25°C
Normal range 3,
accuracy
-20°C to 60°C
J -210.0°C -150.0°C 1200.0°C 1450.0°C ±0.3°C ±0.6°C
K -270.0°C -200.0°C 1372.0°C 1622.0°C ±0.4°C ±1.0°C
T -270.0°C -200.0°C 400.0°C 540.0°C ±0.5°C ±1.0°C
E -270.0°C -200.0°C 1000.0°C 1200.0°C ±0.3°C ±0.6°C
R & S -50.0°C 100.0°C 1768.0°C 2019.0°C ±1.0°C ±2.5°C
N -270.0°C 0.0°C 1300.0°C 1550.0°C ±1.0°C ±1.6°C
C 0.0°C 100.0°C 2315.0°C 2500.0°C ±0.7°C ±2.7°C
TXK/XK(L) -200.0°C -150.0°C 800.0°C 1050.0°C ±0.6°C ±1.2°C
Voltage -32511 -27648
-80mV
27648
80mV
32511 ±0.05% ±0.1%
1 Thermocouple values below the under-range minimum value are reported as -32768.
2 Thermocouple values above the over-range minimum value are reported as 32767.
3 Internal cold junction error is ±1.5°C for all ranges. This adds to the error in this table. The signal board requires at least
30 minutes of warmup time to meet this specification.
Table A- 198 Filter selection table for the SB 1231 Thermocouple
Rejection frequency (Hz) Integration time (ms) Signal board update time (seconds)
10 100 0.306
50 20 0.066
60 16.67 0.056
4001 10 0.036
1 To maintain module resolution and accuracy when 400 Hz rejection is selected, the integration time is 10 ms. This
selection also rejects 100 Hz and 200 Hz noise.
It is recommended for measuring thermocouples that a 100 ms integration time be used. The
use of smaller integration times will increase the repeatability error of the temperature
readings.
Note
After power is applied to the module, it performs internal calibration for the analog to digital
converter. During this time, the module reports a value of 32767 on each channel until valid
data is available on that channel. Your user program may need to allow for this initialization
time.

Technical specifications
A.10 Analog signal boards (SBs)
S7-1200 Programmable controller
System Manual, 04/2012, A5E02486680-06 805
Table A- 199 Wiring diagram for the analog input thermocouple SB
SB 1231 AI 1 x 16 bit thermocouple (6ES7 231-5QA30-0XB0)
X19
Note: Connectors must be gold. See Appendix C, Spare Parts for order number.
Table A- 200 Connector pin locations for SB 1231 AI 1 x 16 bit thermocouple (6ES7 231-5QA30-
0XB0)
Pin X19 (gold)
1 No connection
2 No connection
3 No connection
4 No connection
5 AI 0- /TC
6 AI 0+ /TC
A.10.5 RTD SBs
A.10.5.1 SB 1231 1 analog RTD input specifications
Note
To use this SB, your CPU firmware must be V2.0 or higher.

Technical specifications
A.10 Analog signal boards (SBs)
S7-1200 Programmable controller
806 System Manual, 04/2012, A5E02486680-06
Table A- 201 General specifications
Technical data SB 1231 AI 1 x 16 bit RTD
Order number 6ES7 231-5PA30-0XB0
Dimensions W x H x D (mm) 38 x 62 x 2
Weight 35 grams
Power dissipation 0.7 W
Current consumption (SM Bus) 5 mA
Current consumption (24 VDC) 25 mA
Table A- 202 Analog inputs
Technical data SB 1231 AI 1 x 16 bit RTD
Number of inputs 1
Type Module referenced RTD and Ohms
Range
Nominal range (data word)
Overrange/underrange (data word)
Overflow/underflow (data word)
See Selection tables (Page 808).
Temperature 0.1° C/ 0.1° F Resolution
Voltage 15 bits plus sign
Maximum withstand voltage ±35 V
Noise rejection 85 dB (10 Hz, 50 Hz, 60 Hz, 400 Hz)
Common mode rejection > 120 dB
Impedance ≥ 10 MΩ
Accuracy See Selection tables (Page 808).
Repeatability ±0.05% FS
Maximum sensor dissipation 0.5 m W
Measuring principle Integrating
Module update time See Selection table (Page 808).
Isolation (field side to logic) 500 VAC
Cable length (meters) 100 m to sensor max.
Wire resistance 20 Ω, 2.7 for 10 Ω RTD max.

Technical specifications
A.10 Analog signal boards (SBs)
S7-1200 Programmable controller
System Manual, 04/2012, A5E02486680-06 807
Table A- 203 Diagnostics
Technical data SB 1231 AI 1 x 16 bit RTD
Overflow/underflow1, 2 Yes
Wire break 3 Yes
1 The overflow and underflow diagnostic alarm information will be reported in the analog data values even if the alarms
are disabled in the module configuration.
2 For resistance ranges underflow detection is never enabled.
3 When wire break alarm is disabled and an open wire condition exists in the sensor wiring, the module may report
random values.
The SM 1231 RTD analog signal board measures the value of resistance connected to the
signal board inputs. The measurement type can be selected as either "Resistor" or "Thermal
resistor".
● "Resistor": The nominal range full scale value will be decimal 27648.
● "Thermal resistor": The value will be reported in degrees multiplied by ten (for example,
25.3 degrees will be reported as decimal 253).
The SB 1231 RTD signal board supports measurements with 2-wire, 3-wire and 4-wire
connections to the sensor resistor.
Table A- 204 Wiring diagram for SB 1231 AI 1 x 16 bit RTD
SB 1231 AI 1 x 16 bit RTD (6ES7 231-5PA30-0XB0)
AI0 -
X19
① Loop-back unused RTD input
② 2-wire RTD
③ 3-wire RTD
④ 4-wire RTD
Note: Connectors must be gold. See Appendix C, Spare Parts for order number.

Technical specifications
A.10 Analog signal boards (SBs)
S7-1200 Programmable controller
808 System Manual, 04/2012, A5E02486680-06
Table A- 205 Connector pin locations for SB 1231 AI 1 x 16 bit RTD (6ES7 231-5PA30-0XB0)
Pin X19 (gold)
1 No connection
2 No connection
3 AI 0 M+ /RTD
4 AI 0 M- /RTD
5 AI 0 I+ /RTD
6 AI 0 I- /RTD
A.10.5.2 Selection tables for the SB 1231 RTD
Table A- 206 Ranges and accuracy for the different sensors supported by the RTD modules
Temperature
coefficient
RTD type Under range
minimum1
Nominal
range
low limit
Nominal
range
high limit
Over range
maximum2
Normal
range
accuracy @
25°C
Normal
range
accuracy
-20°C to
60°C
Pt 10 -243.0°C -200.0°C 850.0°C 1000.0°C ±1.0°C ±2.0°C
Pt 50
Pt 100
Pt 200
Pt 500
Pt 0.003850
ITS90
DIN EN 60751
Pt 1000
-243.0°C -200.0°C 850.0°C 1000.0°C ±0.5°C ±1.0°C
Pt 100
Pt 200
Pt 500
Pt 0.003902
Pt 0.003916
Pt 0.003920
Pt 1000
-243.0°C
-200.0°C 850.0°C 1000.0°C ± 0.5°C ±1.0°C
Pt 10 -273.2°C -240.0°C 1100.0°C 1295°C ±1.0°C ±2.0°C
Pt 50
Pt 100
Pt 0.003910
Pt 500
-273.2°C -240.0°C 1100.0°C 1295°C ±0.8°C ±1.6°C
Ni 100
Ni 120
Ni 200
Ni 500
Ni 0.006720
Ni 0.006180
Ni 1000
-105.0°C -60.0°C 250.0°C 295.0°C ±0.5°C ±1.0°C

Technical specifications
A.10 Analog signal boards (SBs)
S7-1200 Programmable controller
System Manual, 04/2012, A5E02486680-06 809
Temperature
coefficient
RTD type Under range
minimum1
Nominal
range
low limit
Nominal
range
high limit
Over range
maximum2
Normal
range
accuracy @
25°C
Normal
range
accuracy
-20°C to
60°C
LG-Ni 0.005000 LG-Ni 1000 -105.0°C -60.0°C 250.0°C 295.0°C ±0.5°C ±1.0°C
Ni 0.006170 Ni 100 -105.0°C -60.0°C 180.0°C 212.4°C ±0.5°C ±1.0°C
Cu 0.004270 Cu 10 -240.0°C -200.0°C 260.0°C 312.0°C ±1.0°C ±2.0°C
Cu 10 -60.0°C -50.0°C 200.0°C 240.0°C ±1.0°C ±2.0°C
Cu 50
Cu 0.004260
Cu 100
-60.0°C -50.0°C 200.0°C 240.0°C ±0.6°C ±1.2°C
Cu 10 -240.0°C -200.0°C 200.0°C 240.0°C ±1.0°C ±2.0°C
Cu 50
Cu 0.004280
Cu 100
-240.0°C -200.0°C 200.0°C 240.0°C ±0.7°C ±1.4°C
1 RTD values below the under-range minimum value are reported as -32768.
2 RTD values above the over-range maximum value are reported as +32768.
Table A- 207 Resistance
Range Under range
minimum
Nominal range
low limit
Nominal range
high limit
Over range
maximum1
Normal range
accuracy
@ 25°C
Normal range
accuracy
-20°C to 60°C
150 Ω n/a 0 (0 Ω) 27648 (150 Ω) 176.383 Ω ±0.05% ±0.1%
300 Ω n/a 0 (0 Ω) 27648 (300 Ω) 352.767 Ω ±0.05% ±0.1%
600 Ω n/a 0 (0 Ω) 27648 (600 Ω) 705.534 Ω ±0.05% ±0.1%
1 Resistance values above the over-range maximum value are reported as 32767.
Note
The module reports 32767 on any activated channel with no sensor connected. If open wire
detection is also enabled, the module flashes the appropriate red LEDs.
When 500 Ω and 1000 Ω RTD ranges are used with other lower value resistors, the error
may increase to two times the specified error.
Best accuracy will be achieved for the 10 Ω RTD ranges if 4 wire connections are used.
The resistance of the connection wires in 2 wire mode will cause an error in the sensor
reading and therefore accuracy is not guaranteed.

Technical specifications
A.11 BB 1297 Battery Board
S7-1200 Programmable controller
810 System Manual, 04/2012, A5E02486680-06
Table A- 208 Noise reduction and update times for the RTD modules
Rejection frequency
selection
Integration time 4-/2-wire, 1-channel module
Update time (seconds)
3-wire, 1-channel module
Update time (seconds)
400 Hz (2.5 ms) 10 ms 1 0.036 0.071
60 Hz (16.6 ms) 16.67 ms 0.056 0.111
50 Hz (20 ms) 20 ms 0.066 1.086
10 Hz (100 ms) 100 ms 0.306 0.611
1 To maintain module resolution and accuracy when the 400 Hz filter is selected, the integration time is 10 ms. This
selection also rejects 100 Hz and 200 Hz noise.
NOTICE
After power is applied, the module performs internal calibration for the analog-to-digital
converter. During this time the module reports a value of 32767 on each channel until valid
data is available on that channel. Your user program may need to allow for this initialization
time. Because the configuration of the module can vary the length of the initialization time,
you should verify the behavior or the module in your configuration. If required, you can
include logic in your user program to accommodate the initialization time of the module.
A.11 BB 1297 Battery Board
BB 1297 Battery Board
The S7-1200 BB 1297 Battery Board is designed for long-term backup of the Real-time
clock. It is pluggable in the signal board slot of the S7-1200 CPU (firmware 3.0 and later
versions). You must add the BB 1297 to the device configuration and download the
hardware configuration to the CPU for the BB to be functional.
The battery (type CR1025) is not included with the BB 1297 and must be purchased by the
user.
Note
The BB 1297 is mechanically designed to fit the CPUs with the firmware 3.0 and later
versions.
Do not use the BB 1297 with earlier version CPUs as the BB 1297 connector will not plug
into the CPU.

Technical specifications
A.11 BB 1297 Battery Board
S7-1200 Programmable controller
System Manual, 04/2012, A5E02486680-06 811
Table A- 209 General specifications
Technical data BB 1297 Battery Board
Order number 6ES7 297-0AX30-0XA0
Dimensions W x H x D (mm) 38 x 62 x 21
Weight 28 grams
Power dissipation 0.5 W
Current consumption (SM Bus) 11 mA
Current consumption (24 VDC) none
Battery (not included) BB 1297 Battery Board
Hold up time Approximately 1 year
Battery type CR1025 Refer to Installing or replacing a battery in the BB
1297 battery board (Page 51)
Nominal voltage 3 V
Nominal capacity At least 30 mAH
Diagnostics BB 1297 Battery Board
Critical battery level < 2.5 V
Battery diagnostic Low voltage indicator:
Low battery voltage causes the CPU MAINT LED to
illuminate with the amber light continuously ON.
Diagnostic Buffer Event: 16#06:2700 "Submodule
maintenance demanded: At least one battery exhausted
(BATTF)"
Battery status Battery status bit provided
0 = Battery OK
1 = Battery low
Battery status update Battery status is updated at power up and then once per day
while CPU is in RUN mode.

Technical specifications
A.12 Communication interfaces
S7-1200 Programmable controller
812 System Manual, 04/2012, A5E02486680-06
Table A- 210 Insertion diagram for the BB 1297 battery board
BB 1297 battery board (6ES7 297-0AX30-0XA0)
A.12 Communication interfaces
A.12.1 PROFIBUS
A.12.1.1 CM 1242-5
Table A- 211 Technical specifications of the CM 1242-5
Technical specifications
Order number 6GK7 242-5DX30-0XE0
Interfaces
Connection to PROFIBUS 9-pin D-sub female connector
Maximum current consumption on the PROFIBUS interface
when network components are connected (for example
optical network components)
15 mA at 5 V (only for bus termination) *)
Permitted ambient conditions
Ambient temperature
during storage
during transportation
during operation with a vertical installation (DIN rail
horizontal)
during operation with a horizontal installation (DIN rail
vertical)
-40 °C to 70 °C
-40 °C to 70 °C
0 °C to 55 °C
0 °C to 45 °C
Relative humidity at 25 °C during operation, without
condensation, maximum
95 %

Technical specifications
A.12 Communication interfaces
S7-1200 Programmable controller
System Manual, 04/2012, A5E02486680-06 813
Technical specifications
Degree of protection IP20
Power supply, current consumption and power loss
Type of power supply DC
Power supply from the backplane bus 5 V
Current consumption (typical) 150 mA
Effective power loss (typical) 0.75 W
Dimensions and weights
Width
Height
Depth
30 mm
100 mm
75 mm
Weight
Net weight
Weight including packaging
115 g
152 g
*)The current load of an external consumer connected between VP (pin 6) and DGND (pin 5) must not exceed a maximum
of 15 mA (short-circuit proof) for bus termination.
PROFIBUS interface
Table A- 212 Pinout of the D-sub socket
Pin Description Pin Description
1 - not used - 6 P5V2: +5V power supply
2 - not used - 7 - not used -
3 RxD/TxD-P: Data line B 8 RxD/TxD-N: Data line A
4 RTS 9 - not used -
5 M5V2: Data reference potential
(ground DGND)
Housing Ground connector
A.12.1.2 CM 1243-5
Table A- 213 Technical specifications of the CM 1243-5
Technical specifications
Order number 6GK7 243-5DX30-0XE0
Interfaces
Connection to PROFIBUS 9-pin D-sub female connector
Maximum current consumption on the PROFIBUS interface
when network components are connected (for example
optical network components)
15 mA at 5 V (only for bus termination) *)

Technical specifications
A.12 Communication interfaces
S7-1200 Programmable controller
814 System Manual, 04/2012, A5E02486680-06
Technical specifications
Permitted ambient conditions
Ambient temperature
during storage
during transportation
during operation with a vertical installation (DIN rail
horizontal)
during operation with a horizontal installation (DIN rail
vertical)
-40 °C to 70 °C
-40 °C to 70 °C
0 °C to 55 °C
0 °C to 45 °C
Relative humidity at 25 °C during operation, without
condensation, maximum
95 %
Degree of protection IP20
Power supply, current consumption and power loss
Type of power supply DC
Power supply / external
minimum
maximum
24 V
19.2 V
28.8 V
Current consumption (typical)
from 24 V DC
from the S7-1200 backplane bus
100 mA
0 mA
Effective power loss (typical)
from 24 V DC
from the S7-1200 backplane bus
2.4 W
0 W
Power supply 24 VDC / external
Min. cable cross section
Max. cable cross section
Tightening torque of the screw terminals
min.: 0.14 mm2 (AWG 25)
max.: 1.5 mm2 (AWG 15)
0.45 Nm (4 lb-in)
Dimensions and weights
Width
Height
Depth
30 mm
100 mm
75 mm
Weight
Net weight
Weight including packaging
134 g
171 g
*)The current load of an external consumer connected between VP (pin 6) and DGND (pin 5) must not exceed a maximum
of 15 mA (short-circuit proof) for bus termination.
Note
The CM 1243-5 (PROFIBUS master module) must receive power from the 24 VDC sensor
supply of the CPU.

Technical specifications
A.12 Communication interfaces
S7-1200 Programmable controller
System Manual, 04/2012, A5E02486680-06 815
PROFIBUS interface
Table A- 214 Pinout of the D-sub socket
Pin Description Pin Description
1 - not used - 6 VP: Power supply +5 V only for bus
terminating resistors;
not for supplying external devices
2 - not used - 7 - not used -
3 RxD/TxD-P: Data line B 8 RxD/TxD-N: Data line A
4 CNTR-P: RTS 9 - not used -
5 DGND: Ground for data signals
and VP
Housing Ground connector
PROFIBUS cable
NOTICE
Contacting the shield of the PROFIBUS cable
The shield of the PROFIBUS cable must be contacted.
To do this, strip the insulation from the end of the PROFIBUS cable and connect the shield
to functional earth.
A.12.2 GPRS
Note
The GPRS CP is not approved for Maritime applications
The following module does not have Maritime approval:
CP 1242-7 GPRS module
Note
To use these modules, your CPU firmware must be V2.0 or higher.
A.12.2.1 CP 1242-7
Table A- 215 Technical specifications of the CP 1242-7
Technical specifications
Order number 6GK7 242-7KX30-0XE0
Wireless interface

Technical specifications
A.12 Communication interfaces
S7-1200 Programmable controller
816 System Manual, 04/2012, A5E02486680-06
Technical specifications
Antenna connector SMA socket
Nominal impedance 50 ohms
Wireless connection
Maximum transmit power GSM 850, class 4: +33 dBm ±2dBm
GSM 900, class 4: +33 dBm ±2dBm
GSM 1800, class 1: +30 dBm ±2dBm
GSM 1900, class 1: +30 dBm ±2dBm
GPRS Multislot class 10
device class B
coding scheme 1...4 (GMSK)
SMS Mode outgoing: MO
service: point-to-point
Permitted ambient conditions
Ambient temperature
during storage
during transportation
during operation with a vertical installation (DIN rail
horizontal)
during operation with a horizontal installation (DIN rail
vertical)
-40 °C to 70 °C
-40 °C to 70 °C
0 °C to 55 °C
0 °C to 45 °C
Relative humidity at 25 °C during operation, without
condensation, maximum
95 %
Degree of protection IP20
Power supply, current consumption and power loss
Type of power supply DC
Power supply / external
minimum
maximum
24 V
19.2 V
28.8 V
Current consumption (typical)
from 24 V DC
from the S7-1200 backplane bus
100 mA
0 mA
Effective power loss (typical)
from 24 V DC
from the S7-1200 backplane bus
2.4 W
0 W
24 V DC power supply
Min. cable cross section
Max. cable cross section
Tightening torque of the screw terminals
min.: 0.14 mm2 (AWG 25)
max.: 1.5 mm2 (AWG 15)
0.45 Nm (4 lb-in)

Technical specifications
A.12 Communication interfaces
S7-1200 Programmable controller
System Manual, 04/2012, A5E02486680-06 817
Technical specifications
Dimensions and weights
Width
Height
Depth
30 mm
100 mm
75 mm
Weight
Net weight
Weight including packaging
133 g
170 g
Technical specifications of the ANT794-4MR GSM/GPRS antenna
ANT794-4MR
Order number 6NH9860-1AA00
Mobile wireless networks GSM/GPRS
Frequency ranges 824 to 960 MHz (GSM 850, 900)
1 710 to 1 880 MHz (GSM 1 800)
1 900 to 2 200 MHz (GSM / UMTS)
Characteristics omnidirectional
Antenna gain 0 dB
Impedance 50 ohms
Standing wave ratio (SWR) < 2,0
Max. power 20 W
Polarity linear vertical
Connector SMA
Length of antenna cable 5 m
External material Hard PVC, UV-resistant
Degree of protection IP20
Permitted ambient conditions
Operating temperature
Transport/storage temperature
Relative humidity
-40 °C through +70 °C
-40 °C through +70 °C
100 %
External material Hard PVC, UV-resistant
Construction Antenna with 5 m fixed cable and SMA male
connector
Dimensions (D x H) in mm 25 x 193
Weight
Antenna incl. cable
Fittings
310 g
54 g
Installation With supplied bracket

Technical specifications
A.12 Communication interfaces
S7-1200 Programmable controller
818 System Manual, 04/2012, A5E02486680-06
Technical specifications of the flat antenna ANT794-3M
Order number 6NH9870-1AA00
Mobile wireless networks GSM 900 GSM 1800/1900
Frequency ranges 890 - 960 MHz 1710 - 1990 MHz
Standing wave ratio (VSWR) ≤ 2:1 ≤ 1,5:1
Return loss (Tx) ≈ 10 dB ≈ 14 dB
Antenna gain 0 dB
Impedance 50 ohms
Max. power 10 W
Antenna cable HF cable RG 174 (fixed) with SMA male connector
Cable length 1.2 m
Degree of protection IP64
Permitted temperature range -40°C to +75°C
Flammability UL 94 V2
External material ABS Polylac PA-765, light gray (RAL 7035)
Dimensions (W x L x H) in mm 70.5 x 146.5 x 20.5
Weight 130 g
A.12.3 CM 1243-2 AS-i Master
A.12.3.1 Technical data for the AS-i master CM 1243-2
Table A- 216 Technical data for the AS-i master CM 1243-2
Technical data
Order number 3RK7243-2AA30-0XB0
Interfaces
Maximum current consumption
From the SIMATIC backplane bus
From the AS-i cable
Max. 250 mA,
SIMATIC backplane bus supply voltage 5 V DC
Max. 100 mA
Pin assignment See section Electrical connections of the AS-i master CM
1243-2 (Page 819)
Conductor cross-section 0.2 mm² (AWG 24) ... 3.3 mm² (AWG 12)
ASI connector tightening torque 0.56 Nm

Technical specifications
A.12 Communication interfaces
S7-1200 Programmable controller
System Manual, 04/2012, A5E02486680-06 819
Technical data
Permissible ambient conditions
Ambient temperature
During storage
During transport
During the operating phase, with vertical installation
(horizontal standard mounting rail)
During the operating phase, with horizontal installation
(vertical standard mounting rail)
-40 °C ... 70 °C
-40 °C ... 70 °C
0 °C ... 55 °C
0 °C ... 45 °C
Relative humidity at 25 °C during operating phase, no
condensation, maximum
95 %
Degree of protection IP20
Power supply, current consumption, power loss
Type of power supply DC
Current consumption (typically)
From the S7-1200 backplane bus
200 mA
Power loss (typically)
From the S7-1200 backplane bus
2.4 W from AS-i
0.5 W
Dimensions and weights
Width
Height
Depth
30 mm
100 mm
75 mm
Weight
Net weight
Weight including packaging
122 g
159 g
A.12.3.2 Electrical connections of the AS-i master CM 1243-2
Power supply of the AS-i master CM 1243-2
The AS-i master CM 1243-2 is supplied over the communications bus of the S7-1200. This
means that a diagnostics message can still be sent to the S7-1200 following failure of the
AS-i supply voltage. The connection to the communications bus is on the right-hand side of
the AS-i master CM 1243-2.

Technical specifications
A.12 Communication interfaces
S7-1200 Programmable controller
820 System Manual, 04/2012, A5E02486680-06
AS-Interface terminals
The removable terminal for connecting the AS-i cable is located behind the lower cover on
the front of the AS-i master CM 1243-2.
If the AS-i shaped cable is used, you can recognize the correct polarity of the cable by
means of the symbol .
Information on how to remove and re-install the terminal block can be found in the system
manual "SIMATIC S7-1200 Programmable Controller" (Order No.: 6ES7298-8FA30-8AH0).
NOTICE
Maximum current carrying capacity of the terminal contacts
The current carrying capacity of the connection contacts is max. 8 A. If this value is
exceeded on the AS-i cable, the AS-i master CM 1243-2 must not be "looped in" to the AS-
i cable, but must instead be connected via a spur line (only one connection pair assigned
on the AS-i master CM 1243-2).
You will find additional information on connecting the AS-i cable in the section "Installation,
connection and commissioning of the modules" in the manual "AS-i Master CM 1243-2 and
AS-i data decoupling unit DCM 1271 for SIMATIC S7-1200".
Terminal assignment
Label Meaning
ASI+ AS-i connection – positive polarity
ASI– AS-i connection – negative polarity
Functional ground

Technical specifications
A.12 Communication interfaces
S7-1200 Programmable controller
System Manual, 04/2012, A5E02486680-06 821
A.12.4 RS232, RS422, and RS485
A.12.4.1 CB 1241 RS485 Specifications
Note
To use this CB, your CPU firmware must be V2.0 or higher.
Table A- 217 General specifications
Technical data CB 1241 RS485
Order number 6ES7 241-1CH30-1XB0
Dimensions W x H x D (mm) 38 x 62 x 21
Weight 40 grams
Table A- 218 Transmitter and receiver
Technical data CB 1241 RS485
Type RS485 (2-wire half-duplex)
Common mode voltage range -7 V to +12 V, 1 second, 3 VRMS continuous
Transmitter differential output voltage 2 V min. at RL = 100 Ω
1.5 V min. at RL = 54 Ω
Termination and bias 10K to +5 V on B, RS485 Pin 3
10K to GND on A, RS485 Pin 4
Optional termination Short Pin TB to Pin T/RB, effective termination impedance is 127 Ω,
connects to RS485 Pin 3
Short Pin TA to Pin T/RA, effective termination impedance is 127 Ω,
connects to RS485 Pin 4
Receiver input impedance 5.4K Ω min. including termination
Receiver threshold/sensitivity +/- 0.2 V min., 60 mV typical hysteresis
Isolation
RS485 signal to chassis ground
RS485 signal to CPU logic common
500 VAC, 1 minute
Cable length, shielded 1000 m max.
Baud rate 300 baud, 600 baud, 1.2 kbits, 2.4 kbits, 4.8 kbits, 9.6 kbits (default),
19.2 kbits, 38.4 kbits, 57.6 kbits, 76.8 kbits, 115.2 kbits,
Parity No parity (default), even, odd, Mark (parity bit always set to 1),
Space (parity bit always set to 0)
Number of stop bits 1 (default), 2
Flow control Not supported
Wait time 0 to 65535 ms

Technical specifications
A.12 Communication interfaces
S7-1200 Programmable controller
822 System Manual, 04/2012, A5E02486680-06
Table A- 219 Power supply
Technical data CB 1241 RS485
Power loss (dissipation) 1.5 W
Current consumption (SM Bus), max. 50 mA
Current consumption (24 VDC) max. 80 mA
CB 1241 RS485 (6ES7 241-1CH30-1XB0)
① Connect "TA" and TB" as shown to terminate the network. (Terminate only the end
devices on the RS485 network.)
② Use shielded twisted pair cable and connect the cable shield to ground.
You terminate only the two ends of the RS485 network. The devices in between the two end
devices are not terminated or biased. See the S7-1200 System Manual section on "Biasing
and terminating an RS485 network connector"
Table A- 220 Connector pin locations for CB 1241 RS485 (6ES7 241-1CH30-1XB0)
Pin 9-Pin connector X20
1 RS485 / Logic GND --
2 RS485 / Not Used --
3 RS485 / TxD+ 3 - T/RB
4 RS485 / RTS 1 - RTS
5 RS485 / Logic GND --
6 RS485 / 5V Power --
7 RS485 / Not used --
8 RS485 / TxD- 4 - T/RA

Technical specifications
A.12 Communication interfaces
S7-1200 Programmable controller
System Manual, 04/2012, A5E02486680-06 823
Pin 9-Pin connector X20
9 RS485 / Not Used --
Shell 7 - M
See also
Biasing and terminating an RS485 network connector (Page 564)
A.12.4.2 CM 1241 RS232 Specifications
Table A- 221 General specifications
Technical data CM 1241 RS232
Order number 6ES7 241-1AH30-0XB0
Dimensions (mm) 30 x 100 x 75
Weight 150 grams
Table A- 222 Transmitter and receiver
Technical data CM 1241 RS232
Type RS232 (full-duplex)
Transmitter output voltage +/- 5 V min. at RL = 3K Ω
Transmit output voltage +/- 15 VDC max.
Receiver input impedance 3 K Ω min.
Receiver threshold/sensitivity 0.8 V min. low, 2.4 max. high
0.5 V typical hysteresis
Receiver input voltage +/- 30VDC max.
Isolation
RS 232 signal to chassis ground
RS 232 signal to CPU logic common
500 VAC, 1 minute
Cable length, shielded 10 m max.
Baud rate 300 baud, 600 baud, 1.2 kbits, 2.4 kbits, 4.8 kbits, 9.6 kbits (default),
19.2 kbits, 38.4 kbits, 57.6 kbits, 76.8 kbits, 115.2 kbits,
Parity No parity (default), even, odd, Mark (parity bit always set to 1),
Space (parity bit always set to 0)
Number of stop bits 1 (default), 2
Flow control Hardware, software
Wait time 0 to 65535 ms

Technical specifications
A.12 Communication interfaces
S7-1200 Programmable controller
824 System Manual, 04/2012, A5E02486680-06
Table A- 223 Power supply
Technical data CM 1241 RS232
Power loss (dissipation) 1.1 W
From +5 VDC 220 mA
Table A- 224 RS232 connector (male)
Pin Description Connector
(male)
Pin Description
1 DCD Data carrier detect: Input 6 DSR Data set ready: Input
2 RxD Received data from DCE: Input 7 RTS Request to send: Output
3 TxD Transmitted data to DCE: Output 8 CTS Clear to send: Input
4 DTR Data terminal ready: Output 9 RI Ring indicator (not used)
5 GND Logic ground
SHELL Chassis ground
A.12.4.3 CM 1241 RS422/485 Specifications
CM 1241 RS422/485 Specifications
Table A- 225 General specifications
Technical data CM 1241 RS422/485
Order number 6ES7 241-1CH31-0XB0
Dimensions W x H x H (mm) 30 x 100 x 75
Weight 155 grams
Table A- 226 Transmitter and receiver
Technical data CM 1241 RS422/485
Type RS422 or RS485, 9-pin sub D female connector
Common mode voltage range -7 V to +12 V, 1 second, 3 VRMS continuous
Transmitter differential output voltage 2 V min. at RL = 100 Ω
1.5 V min. at RL = 54 Ω

Technical specifications
A.12 Communication interfaces
S7-1200 Programmable controller
System Manual, 04/2012, A5E02486680-06 825
Technical data CM 1241 RS422/485
Termination and bias 10K Ω to +5 V on B, PROFIBUS Pin 3
10K Ω to GND on A, PROFIBUS Pin 8
Internal bias options provided, or no internal bias. In all cases,
external termination is required, see Biasing and terminating an
RS485 network connector (Page 564) and Configuring the RS422
and RS485 in the S7-1200 System Manual (Page 599)
Receiver input impedance 5.4K Ω min. including termination
Receiver threshold/sensitivity +/- 0.2 V min., 60 mV typical hysteresis
Isolation
RS485 signal to chassis ground
RS485 signal to CPU logic common
500 VAC, 1 minute
Cable length, shielded 1000 m max. (baud rate dependent)
Baud rate 300 baud, 600 baud, 1.2 kbits, 2.4 kbits, 4.8 kbits, 9.6 kbits (default),
19.2 kbits, 38.4 kbits, 57.6 kbits, 76.8 kbits, 115.2 kbits,
Parity No parity (default), even, odd, Mark (parity bit always set to 1),
Space (parity bit always set to 0)
Number of stop bits 1 (default), 2
Flow control XON/XOFF supported for the RS422 mode
Wait time 0 to 65535 ms
Table A- 227 Power supply
Technical data CM 1241 RS422/485
Power loss (dissipation) 1.2 W
From +5 VDC 240 mA
Table A- 228 RS485 or RS422 connector (female)
Pin Description Connector
(female)
Pin Description
1 Logic or communication ground 6 PWR +5V with 100 ohm series resistor: Output
2 TxD+ 1 Connected for RS422
Not used for RS485: Output
7 Not connected
3 TxD+ Signal B (RxD/TxD+): Input/Output 8 TXD- Signal A (RxD/TxD-): Input/Output
4 RTS 2 Request to send (TTL level) Output 9 TXD- 1 Connected for RS422
Not used for RS485: Output
5 GND Logic or communication ground
SHELL Chassis ground
1 Pins 2 and 9 are only used as transmit signals for RS422.
2 The RTS is a TTL level signal and can be used to control another half duplex device based on this signal. It is active
when you transmit and is inactive all other times.

Technical specifications
A.13 TeleService (TS Adapter and TS Adapter modular)
S7-1200 Programmable controller
826 System Manual, 04/2012, A5E02486680-06
A.13 TeleService (TS Adapter and TS Adapter modular)
The following manuals contain the technical specification for the TS Adapter IE Basic and
the TS Adapter modular:
● Industrial Software Engineering Tools
Modular TS Adapter
● Industrial Software Engineering Tools
TS Adapter IE Basic
A.14 SIMATIC memory cards
Order Number Capacity
6ES7 954-8LF01-0AA0 24 MB
6ES7 954-8LE01-0AA0 12 MB
6ES7 954-8LB01-0AA0 2 MB
A.15 Input simulators
Table A- 229 General specifications
Technical data 8 Position Simulator 14 Position Simulator
Order number 6ES7 274-1XF30-0XA0 6ES7 274-1XH30-0XA0
Dimensions W x H x D (mm) 43 x 35 x 23 67 x 35 x 23
Weight 20 grams 30 grams
Points 8 14
Used with CPU CPU 1211C, CPU 1212C CPU 1214C
WARNING
These input simulators are not approved for use in Class I DIV 2 or Class I Zone 2
hazardous locations. The switches present a potential spark hazard/explosion hazard if
used in a Class I DIV 2 or Class I Zone 2 location.

Technical specifications
A.16 I/O expansion cable
S7-1200 Programmable controller
System Manual, 04/2012, A5E02486680-06 827
8 Position Simulator (6ES7 274-1XF30-0XA0)
PP
① 24 VDC sensor power out
14 Position Simulator (6ES7 274-1XF30-0XA0)
PP
① 24 VDC sensor
power out
A.16 I/O expansion cable
Technical Data
Order number 6ES7 290-6AA30-0XA0
Cable length 2 m
Weight 200 g
Refer to the installation section (Page 56) for information about installing and removing the
S7-1200 expansion cable.

Technical specifications
A.17 Companion products
S7-1200 Programmable controller
828 System Manual, 04/2012, A5E02486680-06
A.17 Companion products
A.17.1 PM 1207 power module
The PM 1207 is a power supply module for the SIMATIC S7-1200. It provides the following
features:
● Input 120/230 VAC, output 24 VDC/2.5A
● Order number 6ESP 332-1SH71
For more information about this product and for the product documentation, refer to the
customer support web site (http://www.siemens.com/automation/).
A.17.2 CSM 1277 compact switch module
The CSM1277 is an Industrial Ethernet compact switch module. It can be used to multiply
the Ethernet interface of the S7-1200 to allow simultaneous communication with operator
panels, programming devices, or other controllers. It provides the following features:
● 4 x RJ45 sockets for connecting to Industrial Ethernet
● 3 pole plug in terminal strip for connection of the external 24 VDC supply on top
● LEDs for diagnostics and status display of Industrial Ethernet ports
● Order number 6GK7 277-1AA00-0AA0
For more information about this product and for the product documentation, refer to the
customer support web site (http://www.siemens.com/automation/).

S7-1200 Programmable controller
System Manual, 04/2012, A5E02486680-06 829
Calculating a power budget B
The CPU has an internal power supply that provides power for the CPU itself, for any
expansion modules, and for other 24 VDC user power requirements.
There are four types of expansion modules:
● Signal modules (SM) are installed on the right-side of the CPU. Each CPU allows a
maximum number of signal modules possible without regard to the power budget.
– CPU 1214C and CPU 1215C allows 8 signal modules
– CPU 1212C allows 2 signal modules
– CPU 1211C allows no signal modules
● Communication modules (CM), are installed on the left-side of the CPU. A maximum of 3
communication modules is allowed for any CPU without regard to the power budget.
● Signal boards (SB), communications boards (CB), and battery boards (BB) are installed
on top of the CPU. A maximum of 1 signal board, communication board, or battery board
is allowed for any CPU.
Use the following information as a guide for determining how much power (or current) the
CPU can provide for your configuration.
Each CPU supplies both 5 VDC and 24 VDC power:
● The CPU provides 5 VDC power for the expansion modules when an expansion module
is connected. If the 5 VDC power requirements for expansion modules exceed the power
budget of the CPU, you must remove expansion modules until the requirement is within
the power budget.
● Each CPU has a 24 VDC sensor supply that can supply 24 VDC for local input points or
for relay coils on the expansion modules. If the power requirement for 24 VDC exceeds
the power budget of the CPU, you can add an external 24 VDC power supply to provide
24 VDC to the expansion modules. You must manually connect the 24 VDC supply to the
input points or relay coils.
WARNING
Connecting an external 24 VDC power supply in parallel with the DC sensor supply can
result in a conflict between the two supplies as each seeks to establish its own preferred
output voltage level.
The result of this conflict can be shortened lifetime or immediate failure of one or both
power supplies, with consequent unpredictable operation of the PLC system.
Unpredictable operation could result in death, severe personal injury and/or property
damage.
The DC sensor supply on the CPU and any external power supply should provide power
to different points. A single connection of the commons is allowed.

Calculating a power budget
S7-1200 Programmable controller
830 System Manual, 04/2012, A5E02486680-06
Some of the 24V power input ports in the PLC system are interconnected, with a logic
common circuit connecting multiple M terminals. The CPU 24V power supply input, the SM
relay coil power input, and a non-isolated analog power supply input are examples of circuits
that are interconnected when designated as not isolated in the data sheets. All non-isolated
M terminals must connect to the same external reference potential.
WARNING
Connecting non-isolated M terminals to different reference potentials will cause unintended
current flows that may cause damage or unpredictable operation in the PLC and connected
equipment.
Such damage or unpredictable operation could result in death, severe personal injury
and/or property damage.
Always be sure that all non-isolated M terminals in a PLC system are connected to the
same reference potential.
Information about the power budgets of the CPUs and the power requirements of the signal
modules is provided in the technical specifications (Page 699).
Note
Exceeding the power budget of the CPU may result in not being able to connect the
maximum number of modules allowed for your CPU.
Sample power budget
The following example shows a sample calculation of the power requirements for a
configuration that includes one CPU 1214C AC/DC/Relay, one SB 1223 2 x 24 VDC Input/ 2
x 24 VDC Output, one CM 1241, three SM 1223 8 DC In/8 Relay Out, and one SM 1221 8
DC In. This example has a total of 48 inputs and 36 outputs.
Note
The CPU has already allocated the power required to drive the internal relay coils. You do
not need to include the internal relay coil power requirements in a power budget calculation.
The CPU in this example provides sufficient 5 VDC current for the SMs, but does not provide
enough 24 VDC current from the sensor supply for all of the inputs and expansion relay
coils. The I/O requires 456 mA and the CPU provides only 400 mA. This installation requires
an additional source of at least 56 mA at 24 VDC power to operate all the included 24 VDC
inputs and outputs.
Table B- 1 Sample power budget
CPU power budget 5 VDC 24 VDC
CPU 1214C AC/DC/Relay 1600 mA 400 mA
Minus

Calculating a power budget
S7-1200 Programmable controller
System Manual, 04/2012, A5E02486680-06 831
CPU power budget 5 VDC 24 VDC
System requirements 5 VDC 24 VDC
CPU 1214C, 14 inputs - 14 * 4 mA = 56 mA
1 SB 1223 2 x 24 VDC Input/ 2 x 24
VDC Output
50 mA 2 * 4 mA = 8 mA
1 CM 1241 RS422/485, 5 V power 220 mA
3 SM 1223, 5 V power 3 * 145 mA = 435 mA -
1 SM 1221, 5 V power 1 * 105 mA = 105 mA -
3 SM 1223, 8 inputs each - 3 * 8 * 4 mA = 96 mA
3 SM 1223, 8 relay coils each - 3 * 8 * 11 mA = 264 mA
1 SM 1221, 8 inputs each - 8 * 4 mA = 32 mA
Total requirements 810 mA 456 mA
Equals
Current balance 5 VDC 24 VDC
Current balance total 790 mA (56 mA)
Form for calculating your power budget
Use the following table to determine how much power (or current) the S7-1200 CPU can
provide for your configuration. Refer to the technical specifications (Page 699) for the power
budgets of your CPU model and the power requirements of your signal modules.
Table B- 2 Calculations for a power budget
CPU power budget 5 VDC 24 VDC
Minus
System requirements 5 VDC 24 VDC
Total requirements
Equals
Current balance 5 VDC 24 VDC
Current balance total

Calculating a power budget
S7-1200 Programmable controller
832 System Manual, 04/2012, A5E02486680-06

S7-1200 Programmable controller
System Manual, 04/2012, A5E02486680-06 833
Order numbers C
C.1 CPU modules
Table C- 1 S7-1200 CPUs
CPU models Order Number
CPU 1211C DC/DC/DC 6ES7 211-1AE31-0XB0
CPU 1211C AC/DC/Relay 6ES7 211-1BE31-0XB0
CPU 1211C
CPU 1211C DC/DC/Relay 6ES7 211-1HE31-0XB0
CPU 1212C DC/DC/DC 6ES7 212-1AE31-0XB0
CPU 1212C AC/DC/Relay 6ES7 212-1BE31-0XB0
CPU 1212C
CPU 1212C DC/DC/Relay 6ES7 212-1HE31-0XB0
CPU 1214C DC/DC/DC 6ES7 214-1AG31-0XB0
CPU 1214C AC/DC/Relay 6ES7 214-1BG31-0XB0
CPU 1214C
CPU 1214C DC/DC/Relay 6ES7 214-1HG31-0XB0
CPU 1215C DC/DC/DC 6ES7 215-1AG31-0XB0
CPU 1215C AC/DC/Relay 6ES7 215 -1BG31-0XB0
CPU 1215C
CPU 1215C DC/DC/Relay 6ES7 215-1HG31-0XB0
C.2 Signal modules (SMs), signal boards (SBs) and battery boards (BB)
Table C- 2 Signal modules (SMs)
Signal modules Order Number
SM 1221 8 x 24 VDC Input (Sink/Source) 6ES7 221-1BF30-0XB0 Digital input
SM 1221 16 x 24 VDC Input (Sink/Source) 6ES7 221-1BH30-0XB0
SM 1222 8 x 24 VDC Output (Source) 6ES7 222-1BF30-0XB0
SM 1222 16 x 24 VDC Output (Source) 6ES7 222-1BH30-0XB0
SM 1222 8 x Relay Output 6ES7 222-1HF30-0XB0
SM 1222 8 x Relay Output (Changeover) 6ES7 222-1XF30-0XB0
Digital output
SM 1222 16 x Relay Output 6ES7 222-1HH30-0XB0
SM 1223 8 x 24 VDC Input (Sink/Source) / 8 x 24 VDC Output
(Source)
6ES7 223-1BH30-0XB0
SM 1223 16 x 24 VDC Input (Sink/Source) / 16 x 24 VDC Output
(Source)
6ES7 223-1BL30-0XB0
SM 1223 8 x 24 VDC Input (Sink/Source) / 8 x Relay Output 6ES7 223-1PH30-0XB0
SM 1223 16 x 24 VDC Input (Sink/Source) / 16 x Relay Output 6ES7 223-1PL30-0XB0
Digital input /
output
SM 1223 8 x 120/230 VAC Input (Sink/Source) / 8 x Relay Outputs 6ES7 223-1QH30-0XB0

Order numbers
C.3 Communication
S7-1200 Programmable controller
834 System Manual, 04/2012, A5E02486680-06
Signal modules Order Number
SM 1231 4 x Analog Input 6ES7 231-4HD30-0XB0
SM 1231 8 x Analog Input 6ES7 231-4HF30-0XB0
Analog input
SM 1231 4 x Analog Input x 16 bit (high feature) 6ES7 231-5ND30-0XB0
SM 1232 2 x Analog Output 6ES7 232-4HB30-0XB0 Analog output
SM 1232 4 x Analog Output 6ES7 232-4HD30-0XB0
Analog input /
output
SM 1234 4 x Analog Input / 2 x Analog Output 6ES7 234-4HE30-0XB0
SM 1231 TC 4 x 16 bit 6ES7 231-5QD30-0XB0
SM 1231 TC 8 x 16 bit 6ES7 231-5QF30-0XB0
SM 1231 RTD 4 x 16 bit 6ES7 231-5PD30-0XB0
RTD and
thermocouple
SM 1231 RTD 8 x 16 bit 6ES7 231-5PF30-0XB0
Table C- 3 Signal boards (SB) and battery boards (BBs)
Signal and battery boards Order Number
SB 1221 200 KHz 4 x 24 VDC Input (Source), 6ES7 221-3BD30-0XB0 Digital input
SB 1221 200 KHz 4 x 5 VDC Input (Source) 6ES7 221-3AD30-0XB0
SB 1222 200 KHz 4 x 24 VDC Output (Sink/Source) 6ES7 222-1BD30-0XB0 Digital output
SB 1222 200 KHz 4 x 5 VDC Output (Sink/Source) 6ES7 222-1AD30-0XB0
SB 1223 2 x 24 VDC Input (Sink) / 2 x 24 VDC Output (Source) 6ES7 223-0BD30-0XB0
SB 1223 200 KHz 2 x 24 VDC Input (Source) / 2 x 24 VDC Output
(Sink/Source)
6ES7 223-3BD30-0XB0
Digital input /
output
SB 1223 200 KHz 2 x 5 VDC Input (Source) / 2 x 5 VDC Output
(Sink/Source)
6ES7 223-3AD30-0XB0
SB 1232 1 Analog Output 6ES7 232-4HA30-0XB0
SB 1231 1 Analog Input 6ES7 231-4HA30-0XB0
SB 1231 1 Analog Input Thermocouple 6ES7 231-5QA30-0XB0
Analog
SB 1231 1 Analog Input RTD 6ES7 231-5PA30-0XB0
Battery BB 1297 Battery 6ES7 297-0AX30-0XA0
C.3 Communication
Table C- 4 Communication module (CM)
Communication module (CM) Order Number
CM 1241 RS232 RS232 6ES7 241-1AH30-0XB0 RS232, RS422,
and RS485 CM 1241 RS422/485 RS422/485 6ES7 241-1CH31-0XB0
CM 1243-5 PROFIBUS Master 6GK7 243-5DX30-0XE0 PROFIBUS
CM 1242-5 PROFIBUS Slave 6GK7 242-5DX30-0XE0
AS-i Master CM 1243-2 AS-i Master 3RK7 243-2AA30-0XB0

Order numbers
C.4 Other modules
S7-1200 Programmable controller
System Manual, 04/2012, A5E02486680-06 835
Table C- 5 Communication board (CB)
Communication board (CB) Order Number
RS485 CB 1241 RS485 RS485 6ES7 241-1CH30-1XB0
Table C- 6 Communication Processor (CP)
Communication processor (CP) Order Number
CP 1242-7 GPRS 6GK7 242-7KX30-0XE0
Table C- 7 TeleService
TS Adapter Order Number
TS Adapter IE Basic 6ES7 972-0EB00-0XA0
TS Module GSM 6GK7 972-0MG00-0XA0
TS Module RS232 6ES7 792-0MS00-0XA0
TS Module Modem 6ES7 972-0MM00-0XA0
TS Module ISDN 6ES7 972-0MD00-0XA0
Table C- 8 Accessories
Accessory Order Number
ANT794-4MR GSM/GPRS antenna 6NH9 860-1AA00 Antenna
ANT794-3M Flat antenna 6NH9 870-1AA00
Table C- 9 Connectors
Type of Connector Order Number
35-degree cable output, screw-terminal connection 6ES7 972-0BA42-0XA0 RS485
35-degree cable output, FastConnect connection 6ES7 972-0BA60-0XA0
C.4 Other modules
Table C- 10 Companion products
Item Order Number
Power supply module PM 1207 power supply 6EP1 332-1SH71
Ethernet switch CSM 1277 Ethernet switch - 4 ports 6GK7 277-1AA10-0AA0

Order numbers
C.5 Memory cards
S7-1200 Programmable controller
836 System Manual, 04/2012, A5E02486680-06
C.5 Memory cards
Table C- 11 Memory cards
SIMATIC memory cards Order Number
SIMATIC MC 2 MB 6ES7 954-8LB01-0AA0
SIMATIC MC 12 MB 6ES7 954-8LE01-0AA0
SIMATIC MC 24 MB 6ES7 954-8LF01-0AA0
C.6 Basic HMI devices
Table C- 12 HMI devices
HMI Basic Panels Order Number
KTP400 Basic (Mono, PN) 6AV6 647-0AA11-3AX0
KTP600 Basic (Mono, PN) 6AV6 647-0AB11-3AX0
KTP600 Basic (Color, PN) 6AV6 647-0AD11-3AX0
KTP1000 Basic (Color, PN) 6AV6 647-0AF11-3AX0
TP1500 Basic (Color, PN) 6AV6 647-0AG11-3AX0
C.7 Spare parts and other hardware
Table C- 13 Expansion cables, simulators and connector blocks
Item Order Number
I/O expansion cable I/O Expansion cable, 2 m 6ES7 290-6AA30-0XA0
Simulator (1214C/1211C - 8 position) 6ES7 274-1XF30-0XA0 I/O simulator
Simulator (1214C - 14 position) 6ES7 274-1XH30-0XA0
CPU 1211C/1212C 6ES7 291-1AA30-0XA0
CPU 1214C 6ES7 291-1AB30-0XA0
CPU 1215C 6ES7 291-1AC30-0XA0
Signal module, 45 mm 6ES7 291-1BA30-0XA0
Signal module, 70 mm 6ES7 291-1BB30-0XA0
Spare door kit
Communication module 6ES7 291-1CC30-0XA0
7 terminal, 4/pk 6ES7 292-1AG30-0XA0
8 terminal, 4/pk 6ES7 292-1AH30-0XA0
11 terminal, 4/pk 6ES7 292-1AL30-0XA0
12 terminal, 4/pk 6ES7 292-1AM30-0XA0
14 terminal, 4/pk 6ES7 292-1AP30-0XA0
Connector block Tin
20 terminal, 4/pk 6ES7 292-1AV30-0XA0

Order numbers
C.8 Programming software
S7-1200 Programmable controller
System Manual, 04/2012, A5E02486680-06 837
Item Order Number
3 terminal, 4/pk (for analog CPU) 6ES7 292-1BC30-0XA0
6 terminal, 4/pk (for signal board) 6ES7 292-1BF30-0XA0
6 terminal, 4/pk (for analog CPU) 6ES7 292-1BF30-0XB0
7 terminal, 4/pk (for analog signal module) 6ES7 292-1BG30-0XA0
Gold
11 terminal, 4/pk (for analog signal module) 6ES7 292-1BL30-0XA0
C.8 Programming software
Table C- 14 Programming software
SIMATIC software Order Number
STEP 7 Basic V11 6ES7 822-0AA01-0YA0 Programming software
STEP 7 Professional V11 6ES7 822-1AA01-0YA5
WinCC Basic V11 6AV2100-0AA01-0AA0
WinCC Comfort V11 6AV2101-0AA01-0AA5
WinCC Advanced V11 6AV2102-0AA01-0AA5
WinCC Professional 512 PowerTags V11 6AV2103-0DA01-0AA5
WinCC Professional 4096 PowerTags V11 6AV2103-0HA01-0AA5
Visualization software
WinCC Professional max. PowerTags V11 6AV2103-0XA01-0AA5
C.9 Documentation
Table C- 15 S7-1200 documentation
Printed documentation Language Order Number
German 6ES7 298-8FA30-8AH0
English 6ES7 298-8FA30-8BH0
French 6ES7 298-8FA30-8CH0
Spanish 6ES7 298-8FA30-8DH0
Italian 6ES7 298-8FA30-8EH0
S7-1200 Programmable Controller System Manual
Chinese 6ES7 298-8FA30-8KH0
German 6ES7 298-8FA30-8AQ0
English 6ES7 298-8FA30-8BQ0
French 6ES7 298-8FA30-8CQ0
Spanish 6ES7 298-8FA30-8DQ0
Italian 6ES7 298-8FA30-8EQ0
S7-1200 Easy Book
Chinese 6ES7 298-8FA30-8KQ0

Order numbers
C.9 Documentation
S7-1200 Programmable controller
838 System Manual, 04/2012, A5E02486680-06
S7-1200 Programmable controller
System Manual, 04/2012, A5E02486680-06 839
Index
A
ABS (absolute value), 202
AC
grounding, 63
inductive loads, 64
isolation guidelines, 62
wiring guidelines, 61, 63
Access protection
CPU, 164
Accessing
data logs from PC, 516
user-defined Web pages, 539
ACOS (arc cosine or inverse cosine), 205
Active/passive communication
configuring the partners, 127, 494
connection IDs, 427
parameters, 129
Active/Passive connection, 425
Ad hoc mode
ISO on TCP, 431
TCP, 431
ADD (add), 199
Add new device
CPU, 120
detect existing hardware, 121
unspecific CPU, 121
Adding inputs or outputs to LAD or FBD
instructions, 35
Addressing
Boolean or bit values, 88
individual inputs (I) or outputs (Q), 88
memory areas, 88
process image, 88
Air flow, 44
Alarm
peripheral access, 471
Alarm interrupt, 296
Aliases in user-defined Web pages, 529
Analog I/O
configuration, 125
conversion to engineering units, 34, 92, 220
input representation (current), 770, 800
input representation (voltage), 770, 799
output representation (current), 771, 801
output representation (voltage), 771, 800
status indicators, 674
step response times (CPU), 711, 720, 730, 740
step response times (SB), 798
step response times (SM), 769
Analog signal (SM)
SM 1232 AQ 4 x 14bit, 764
Analog signal board (SB)
SB 1231 AI 1 x 12 bit, 794
SB 1231 AI 1 x 16 bit RTD, 806
SB 1231 AI 1 x 16 bit Thermocouple, 801
SB 1232 AQ 1x12 bit, 797
Analog signal module (SM)
SM 1231 AI 4 x RTD x 16 bit, 778
SM 1231 AI 8 x 13 bit, 760
SM 1231 AI 8 x 16 bit TC, 772
SM 1231 AI 8 x RTD x 16 bit, 778
SM 1231 AI4 x 16 bit TC, 772
SM 1232 AQ 2 x 14bit, 764
SM 1234 AI 4 x 13 bit / AQ 2 x 14 bit, 766
AND, 239
Approvals
ATEX approval, 700
CE approval, 699
C-Tick approval, 701
cULus approval, 700
FM approval, 700
maritime approval, 701
Arrays
accessing members with a variable, 210
AS-i
add AS-i master CM1243-2 module, 482
add AS-i slave, 482
AS-i address, 484
AS-i address properties, 484
distributed I/O instructions, 274
network connection, 482
RDREC, 275
system assignment, 484
system assignment of slave addresses, 484
transferring analog values, 486
transferring digital values, 486
WRREC, 275
AS-I
slave configuration with STEP 7, 486
slave configuration without STEP 7, 484
AS-i address, 484
configuring, 484
AS-i master CM 1243-2, 481

Index
S7-1200 Programmable controller
840 System Manual, 04/2012, A5E02486680-06
module features, 481
ASIN (arc sine or inverse sine), 205
Assigning enum types, user-defined Web pages, 530
ATEX approval, 700
ATH (ASCII to hexadecimal), 265
ATTACH, 288
AWP commands, 522
combining definitions, 533
defining an enum type, 529
generating fragments, 532
importing fragments, 533
reading special variables, 526
referencing an enum type, 530
using an alias, 529
writing special variables, 527
writing variables, 524
AWP_Enum_Def, 529
AWP_Enum_Ref, 530
AWP_Import_Fragment, 533
AWP_In_Variable, 524, 527
AWP_Out_Variable, 526
AWP_Start_Fragment, 532
B
Basic panels (HMI), 26
Baud rate, 584
Binding to a CPU or memory card, 166
Bit logic, 175
Block
consistency check, 172
Block move (MOVE_BLK), 207
Blocks
block calls, 67
calling an FB or FC with SCL, 157
copying blocks from an online CPU, 168
counters (quantity and memory requirements), 21,
707, 717, 726, 736
data block (DB), 67
download, 168
events, 75
function (FC), 67, 150
function block (FB), 67, 150
initial value of an FB, 150
instance data block (DB), 150
interrupts, 21, 75, 707, 716, 726, 736
linear and structured programs, 146
monitoring, 21, 707, 716, 726, 736
nesting depth, 21, 67, 707, 716, 725, 735
number of code blocks, 21, 707, 716, 725, 735
number of OBs, 21, 75, 707, 716, 726, 736
organization blocks (OBs), 21, 67, 73, 75, 707, 716,
726, 736
password protection, 165
single instance or multi-instance DB, 150
size of the user program, 21, 67, 707, 716, 725, 735
start-up OBs, 75
timers (quantity and memory requirements), 21,
707, 716, 726, 736
types of code blocks, 67
valid FC, FB, and DB numbers, 67
Boolean or bit values, 88
Break, 587, 588
BUFFER parameter, SEND_PTP, 577
Bus connector, 24
C
CALCULATE, 33, 198
scaling analogs, 34
Calendar, 247
Call structure, 172
Calling code blocks within the user program, 148
CAN_DINT (cancel time delay interrupt), 294
Capturing values from an online DB, 684
CB 1241 RS485 specifications, 822
CE approval, 699
CEIL (ceiling), 218
Certificate Import Wizard, 560
Changing settings for STEP 7, 36
Char (character data type), 98
Character position
message length, 593
Character sequence
message end, 592
message start, 588
Clearance
airflow and cooling, 44
Clock
memory byte, 85
RD_LOC_T (read local time), 249
RD_SYS_T (read system time), 249
time-of-day clock, 86
WR_SYS_T (write system time), 249
CM 1241
RS232 specifications, 824
RS422/RS485 specifications, 824
Code block
binding to a CPU or memory card, 166
block calls, 67
calling code blocks within the user program, 148
copy protection, 166

Index
S7-1200 Programmable controller
System Manual, 04/2012, A5E02486680-06 841
counters (quantity and memory requirements), 21,
707, 717, 726, 736
DB (data block), 67, 151
FB (function block), 67, 150
FC (function), 67, 150
initial value of an FB, 150
instance data block (DB), 150
interrupts, 21, 707, 716, 726, 736
know-how protection, 165
linear and structured programs, 146
monitoring, 21, 707, 716, 726, 736
nesting depth, 21, 707, 716, 725, 735
number of code blocks, 21, 707, 716, 725, 735
number of OBs, 21, 707, 716, 726, 736
organization block (OB), 148
organization blocks (OBs), 21, 707, 716, 726, 736
size of the user program, 21, 707, 716, 725, 735
timers (quantity and memory requirements), 21,
707, 716, 726, 736
types of code blocks, 67
valid FC, FB, and DB numbers, 67
Code blocks, 148
Cold junction compensation
Thermocouple, 775, 803
Columns and headers in task cards, 36
Communication
active/passive, 127, 129, 494
AS-i address, 484
communication load, 81
configuration, 127, 129, 494
connection IDs, 427
cycle time, 81
flow control, 585
hardware connection, 460
IP address, 136
MAC address, 136
network, 460
network connection, 126
number of connections (PROFINET), 424
parameters, 129, 513
polling architecture, 595
PROFIBUS address, 479
PROFINET and PROFIBUS, 423
send and receive parameters, 586
statistics, 513
TCON_Param, 129
time synchronization property (PROFINET), 142
Communication board (CB)
add modules, 122
CB 1241 RS485, 822
comparison chart, 22
configuration of parameters, 125
device configuration, 119
installation, 51
LED indicators, 563, 673
overview, 24
programming, 594
removal, 51
RS485, 563
Communication interfaces
add modules, 122
CB 1241 RS485, 822
CM 1241 RS232, 824
comparison chart of the modules, 22
configuration, 583
device configuration, 119
LED indicators, 673
programming, 594
RS232 and RS485, 563
Communication module
CM 1241 RS422/RS485 specifications, 824
Communication module (CM)
add AS-i master CM1243-2 module, 482
add CM 1243-5 (DP master) module, 478
add modules, 122
CM 1241 RS232 specifications, 824
comparison chart, 22
configuration for PtP example program, 597
configuration of parameters, 125
data reception, 578
device configuration, 119
installation, 53
LED indicators, 563, 673
overview, 24
power requirements, 829
programming, 594
removal, 53
RS232 and RS485, 563
Communication processor (CP)
add modules, 122
comparison chart, 22
configuration of parameters, 125
device configuration, 119
overview, 24
Communication standard Web page, 513
Compare, 196
Comparing and synchronizing online/offline CPUs, 681
Comparing code blocks, 681
Comparison chart
CPU models, 20
HMI devices, 26
modules, 22
Computer requirements, 29
CONCAT (concatenate), 268

Index
S7-1200 Programmable controller
842 System Manual, 04/2012, A5E02486680-06
Configuration
add modules, 122
AS-i, 483
AS-i address, 484
AS-i port, 483
communication interfaces, 583
communication load, 81
CPU parameters, 123
cycle time, 80
discover, 121
download, 168
Ethernet port, 136
HSC (high-speed counter), 346
IP address, 136
MAC address, 136
modules, 125
network connection, 126
PLC to PLC communication, 464
ports, 583
PROFIBUS, 479
PROFIBUS address, 479
PROFIBUS port, 479
PROFINET, 136
receive message, 587
startup parameters, 110
time synchronization property (PROFINET), 142
user-defined Web pages, 535
user-defined Web pages (multiple languages), 554
Configuration of transmitted message, 586
Connection contacts
Maximum current carrying capacity, 820
Connections
configuration, 129
connection IDs, 427
Ethernet protocols, 493
number of connections (PROFINET), 424
partners, 127, 494
S7 connection, 493
types of communication, 423
types, multi-node connections, 493
Connections, Web server, 558
Connector
installation and removal, 55
Consistency check, 172
Constraints
user-defined Web pages, 539
Web server, 558
Contact information, 3
Control DB for user-defined Web pages
global commands, 555
parameter to WWW instruction, 537
request commands and states, 555
CONV (convert), 213
Conversion (SCL instructions), 214
Cookie restrictions, standard Web pages, 560
Cookie, siemens_automation_language, 552
Cooling, 44
Copy protection
binding to a CPU or memory card, 166
Copying blocks from an online CPU, 168
COS (cosine), 205
Counters
HSC (high-speed counter), 337
HSC configuration, 346
HSC operation, 339
quantity, 21, 707, 717, 726, 736
size, 21, 707, 717, 726, 736
CPU
1211C specifications, 705
1211C wiring diagrams, 714
1212C specifications, 715
1212C wiring diagrams, 723
1214C specifications, 724
1214C wiring diagrams, 733
1215C specifications, 734
1215C wiring diagrams, 744
access protection, 164
add modules, 122
add new device, 120
analog input representation (voltage), 770, 799
AS-i, 483
AS-i address, 484
AS-i port, 483
assigning an IP address to an online CPU, 134
capturing values of a DB, 684
communication board (CB), 24
communication load, 81
comparing and synchronizing blocks, 681
comparison chart, 20
configuring communication to HMI, 462
configuring multiple, 464
configuring parameters, 123
configuring pulse channels, 312
configuring the modules, 125
copying blocks from an online CPU, 168
creating a program card, 113
creating a transfer card, 110
cycle time configuration, 81
cycle time monitoring, 80
device configuration, 119
displaying the MAC and IP addresses, 140
download, 168
download to device, 140
empty transfer card, 118

Index
S7-1200 Programmable controller
System Manual, 04/2012, A5E02486680-06 843
enable outputs in STOP mode, 687
Ethernet port, 136
expansion cable, 56
force, 688, 689
going online, 675
grounding, 63
HMI devices, 26
HSC configuration, 346
inductive loads, 64
inserting the memory card, 108
installation, 47, 49
IP address, 136
isolation guidelines, 62
know-how protection, 165
lamp loads, 64
LED indicators, 673
lost password, 118
MAC address, 136, 140
memory card, 107, 826
monitoring, 683
network connection, 126
number of communication connections, 424
online, 678, 683
operating modes, 69
operating panel (online CPU), 679
operator panel, 38
overview, 19
password protection, 164
power budget, 44
power requirements, 829
processing the OBs, 148
PROFIBUS, 479
PROFIBUS address, 479
PROFIBUS port, 479
PROFINET, 136
PROFINET IO, 468
program card, 107, 113
program execution, 67
pulse outputs, 311
RD_LOC_T (read local time), 249
RD_SYS_T (read system time), 249
recover from a lost password, 118
reset to factory settings, 678
resetting the start values of a DB, 684
RUN and STOP mode, 679
run time meter, 251
RUN/STOP buttons, 38
Security levels, 164
signal board (SB), 24
startup parameters, 110
startup processing, 71
step response times, 711, 720, 730, 740
terminal block connector, 55
thermal zone, 44, 46
time synchronization property, 142
transfer card, 107, 110
types of communication, 423
unspecific CPU, 121
watch table, 685
wiring guidelines, 61, 63
WR_SYS_T (write system time), 249
CPU communication, 426
CPU Identification standard Web page, 510
CPU properties, user-defined Web pages, 535
CPU properties, user-defined Web pages (multiple
languages), 554
Creating a network connection, 126
Creating user-defined Web page DBs, 537
Creating user-defined Web pages, 521
Cross-references, 171
Introduction, 171
Uses, 171
CTD (count down), 190
C-Tick approval, 701
CTRL_PWM, 309
CTS, 585
CTU (count up), 190
CTUD (count up and down), 190
cULus approval, 700
Customer support, 3
Cycle time
configuration, 81
monitoring, 680
overview, 80
Cyclic-interrupt OB, 74
D
Data block
capturing values, 684
CONF_DATA, 454
global data block, 87, 151
instance data block, 87
organization block (OB), 148
overview, 67, 151
resetting the start values, 684
single FB with multiple instance DBs, 151
valid DB numbers, 67
data block control, 332
Data blocks for user-defined Web pages
importing fragments, 533
Data handling block (DHB), 151
Data log
Data log overview, 313

Index
S7-1200 Programmable controller
844 System Manual, 04/2012, A5E02486680-06
data record structure, 314
DataLogClose (close Data log), 319
DataLogCreate (create Data log), 315
DataLogNewFile (create Data log based on existing
Data log), 322
DataLogOpen (open Data log), 318
DataLogWite (write Data log), 320
example program, 327
limits to Data log size, 325
viewing Data logs, 324
Data Logs standard Web page, 516
Data transmission, initiating, 575
Data types, 93
Any (pointer), 102
arrays, 99
Bool, Byte, Word, and DWord, 94
Char (character) and string, 98
PLC data type editor, 100
Pointer (pointer), 101
pointer data type overview, 101
Real, LReal (floating-point real), 95
Struc, 100
Time, Date, TOD (time of day), DTL (date and time
long), 96
USInt, SInt, UInt, Int, UDInt, Dint (integer), 95
Variant (pointer), 103
Date
Date data type, 96
DTL (date and time long data type), 97
SET_TIMEZONE (set time zone), 252
T_ADD (add time), 248
T_COMBINE (combine times), 249
T_CONV (convert time), 247
T_DIFF (time difference), 248
T_SUB (subtract time), 248
DB (data block), 67, 151
capturing values, 684
resetting the start values, 684
valid DB numbers, 67
DC
grounding, 63
inductive loads, 64
isolation guidelines, 62
wiring guidelines, 61, 63
Debugging
downloading in RUN mode, 690, 696
DEC (decrement), 202
DECO (decode), 240
Defining enum types, user-defined Web pages, 529
DELETE (delete substring), 270
Designing a PLC system, 145, 146
DETACH, 288
Device
PROFINET IO, 468
Device configuration, 119, 461
add modules, 122
add new device, 120
AS-i, 483
AS-i port, 483
configuring the CPU, 123
configuring the modules, 125
discover, 121
download, 168
Ethernet port, 136
network connection, 126
PROFIBUS, 479
PROFIBUS port, 479
PROFINET, 136
time synchronization property (PROFINET), 142
unplugged modules, 41
Device names
PROFINET IO, 469
DeviceStates, 299
Diagnostic data
Reading out with GET_DIAG, 302
Diagnostic error interrupt OB, 74
Diagnostic standard Web page, 510
Diagnostics
cycle time, 680
DeviceStates, 299
diagnostics buffer, 680
GET_DIAG, 302
interrupt OB, 471
LED indicators, 673
LED instruction, 298
memory usage, 680
ModuleStates, 301
status, 471
status indicator, 85
watch table, 685
Diagnostics buffer, 86, 680
Digital I/O
configuration, 125
status indicators, 674
Digital signal board (SB) specifications
SB 1221 DI 4, 200 kHz, 784
SB 1222 DQ 4, 200 kHz, 786
SB 1223 DI 2 / DQ 2, 792
SB 1223 DI 2 / DQ 2, 200 kHz, 789
Digital signal module (SM)
SM 1221, 745
SM 1222, 748, 750
SM 1223, 755
DIN rail, 47

Index
S7-1200 Programmable controller
System Manual, 04/2012, A5E02486680-06 845
Directories, languages for user-defined Web
pages, 551
DIS_AIRT (disable alarm interrupt), 296
Discover to upload an online CPU, 121
Displaying the MAC and IP addresses, 140
DIV (divide), 199
Documentation, 4
Downloading
displaying the MAC and IP addresses, 140
firmware update, 115
project, 168
Siemens security certificate to PC, 508, 560
user program, 168
user-defined Web page DBs, 538
DPNRM_DG, 286
DPRD_DAT, 284
DPWR_DAT, 284
Drag and drop between editors, 37
DTL data type
system clock instructions, 249
E
Electromagnetic compatibility (EMC), 702
EN and ENO (power flow), 163
EN_AIRT (enable alarm interrupt), 296
ENCO (encode), 240
End conditions, 590
End message character, 592
Enum types in user-defined Web pages, 529, 530
Environmental
industrial environments, 701
operating conditions, 702
transport and storage conditions, 702
Error codes
common errors for extended instructions, 335
RALRM, 280
RDREC, 280
WRREC, 280
Errors
diagnostic errors, 78
time errors, 77
Ethernet
ad hoc mode, 431
connection IDs, 427
DPNRM_DG, 286
DPRD_DAT, 284
DPWR_DAT, 284
GET, 489
IP address, 136
MAC address, 136
network connection, 126
number of communication connections, 424
overview, 430
PUT, 489
RALRM, 278
RDREC, 275
T_CONFIG, 451
TCON, 439
TDISCON, 439
TRCV, 439
TRCV_C, 432
TSEND, 439
TSEND_C, 432
TURCV, 447
TUSEND, 447
types of communication, 423
WRREC, 275
Ethernet protocols, 430
multi-node connections, 493
Event execution, 75
Example
Modbus slave, 655
PtP communication, 596
PtP communication, configuration, 597
PtP communication, running, 604
PtP communication, STEP 7 programming, 602
PtP communication, terminal emulator, 603
user-defined Web pages, 540
EXP (natural exponential), 205
Expandable instructions, 35
Expanding the capabilities of the S7-1200, 22
Expansion cable
installation, 56
removal, 56
EXPT (general exponential), 205
F
Factory settings reset, 678
FAQs, 4
Favorites toolbar, 32
FB (function block)
overview, 67
valid FB numbers, 67
FBD (function block diagram), 156
FC (function), 67, 150
valid FC numbers, 67
FieldRead, 209
FieldWrite, 209
FILL_BLK, 211
FIND (find substring), 273
Firmware update, 115
First scan indicator, 85

Index
S7-1200 Programmable controller
846 System Manual, 04/2012, A5E02486680-06
Floating-point math, 205
FLOOR, 218
Flow control, 584, 585
configuration, 584
FM approval, 700
Folders, languages for user-defined Web pages, 551
Force, 688, 689
I memory, 688, 689
inputs and outputs, 689
memory card, 107
peripheral inputs, 688, 689
scan cycle, 689
watch table, 685
Force table
addressing peripheral inputs, 688
force, 688
force operation, 689
FRAC (fraction), 205
Fragment DBs (user-defined Web pages)
generating, 537
Fragments (user-defined Web pages)
creating from AWP command, 532
importing with AWP command, 533
Freeport protocol, 565
Frequency, clock bits, 85
Function (FC)
calling code blocks within the user program, 148
know-how protection, 165
linear and structured programs, 146
overview, 67, 150
valid FC numbers, 67
Function block (FB)
calling code blocks within the user program, 148
initial value, 150
instance data block, 150
know-how protection, 165
linear and structured programs, 146
output parameters, 150
overview, 67, 150
single FB with multiple instance DBs, 151
valid FB numbers, 67
G
General technical specifications, 699
Generating user-defined Web page DBs, 537
GET, 489
configuring the connection, 128
Get LED status, 298
GET_DIAG, 302
GetError, 236
GetErrorID, 237
Global data block, 87, 151
Global library
USS protocol overview, 604
Guidelines
CPU installation, 49
grounding, 63
inductive loads, 64
installation, 43
installation procedures, 47
isolation, 62
lamp loads, 64
wiring guidelines, 61, 63
H
Hardware configuration, 119
add modules, 122
add new device, 120
AS-i, 483
AS-i port, 483
configuring the CPU, 123
configuring the modules, 125
discover, 121
download, 168
Ethernet port, 136
network connection, 126
PROFIBUS, 479
PROFIBUS port, 479
PROFINET, 136
Hardware flow control, 585
Hardware-interrupt OB, 74
High-speed counter
configuration, 346
HSC, 337
operation, 339
High-speed counter (HSC)
cannot be forced, 689
HMI devices
configuring PROFINET communication, 462
network connection, 126
overview, 26
Hotline, 3
HSC (high-speed counter)
configuration, 346
operation, 337, 339
HTA (hexadecimal to ASCII), 266
HTML listing, user-defined Web page example, 545
HTML pages, user-defined, 521
accessing S7-1200 data, 522
developing, 521
language locations, 554
page locations, 535

Index
S7-1200 Programmable controller
System Manual, 04/2012, A5E02486680-06 847
refreshing, 522
HTTP connections, Web server, 558
I
I memory
force, 688
force operation, 689
force table, 688
HSC (high-speed counter), 339
monitor, 683
monitor LAD, 684
peripheral input addresses (force table), 688
watch table, 683
I/O
access errors, PROFINET, 472
addressing, 92
analog input representation (current), 770, 800
analog input representation (voltage), 770, 799
analog output representation (current), 771, 801
analog output representation (voltage), 771, 800
analog status indicators, 674
digital status indicators, 674
force, 688
force operation, 689
inductive loads, 64
monitoring status in LAD, 684
monitoring with a watch table, 685
step response times (CPU), 711, 720, 730, 740
step response times (SB), 798
step response times of the signal module (SM), 769
Identification standard Web page, 510
Idle line, 587, 588
Importing Siemens security certificate, 560
IN_RANGE (within a range), 197
INC (increment), 202
Indexing arrays with variables, 210
Inductive loads, 64
Information resources, 4
Initial values
capturing and resetting the start values of a DB, 684
Input simulators, 827
Inputs and outputs
monitoring, 683
INSERT (insert substring), 271
Inserting a device
unspecific CPU, 121
Inserting instructions
drag and drop, 31
drag and drop between editors, 37
favorites, 32
Inserting the memory card into CPU, 108
Installation
air flow, 44
clearance, 44
communication board (CB), 51
communication module (CM), 53
cooling, 44
CPU, 49
expansion cable, 56
grounding, 63
guidelines, 43
inductive loads, 64
isolation guidelines, 62
lamp loads, 64
mounting dimensions, 46
overview, 43, 47
power budget, 44
signal board (SB), 51
signal module (SM), 24, 52
terminal block connector, 55
thermal zone, 44, 46
TS Adapter and TS module, 58
TS Adapter on a DIN rail, 59
TS Adapter on a wall, 60
TS Adapter SIM card, 58
wiring guidelines, 61, 63
Installation requirements, 29
Instance data block, 87
Instructions
ABS (absolute value), 202
ACOS (arc cosine or inverse cosine), 205
ADD (add), 199
adding inputs or outputs to LAD or FBD
instructions, 35
AND, 239
AS-i distributed I/O, 274
ASIN (arc sine or inverse sine), 205
ATAN (arc tangent or inverse tangent), 205
ATH (ASCII to hexadecimal), 265
ATTACH, 288
bit logic, 175
block move (MOVE_BLK), 207
CALCULATE, 33, 198
calendar, 247
CAN_DINT (cancel time delay interrupt), 294
CASE (SCL), 224
CEIL (ceiling), 218
clock, 249
columns and headers, 36, 637
common parameters, 458
compare, 196
CONCAT (concatenate), 268
CONTINUE (SCL), 227

Index
S7-1200 Programmable controller
848 System Manual, 04/2012, A5E02486680-06
CONV (convert), 213
COS (cosine), 205
counters, 190
CTD (count down), 190
CTRL_PWM), 309
CTU (count up), 190
CTUD (count up and down), 190
data block control, 332
DataLogClose (close Data log), 319
DataLogCreate (create Data log), 315
DataLogNewFile (create Data log based on existing
Data log), 322
DataLogOpen (open Data log), 318
DataLogWite (write Data log), 320
date, 247
DEC (decrement), 202
DECO (decode), 240
DELETE (delete substring), 270
DETACH, 288
DeviceStates, 299
DIS_AIRT (disable alarm interrupt), 296
DIV (divide), 199
DPNRM_DG, 286
DPRD_DAT, 284
DPWR_DAT, 284
drag and drop, 31
drag and drop between editors, 37
EN_AIRT (enable alarm interrupt), 296
ENCO (encode), 240
EXIT (SCL), 228
EXP (natural exponential), 205
expandable instructions, 35
EXPT (general exponential), 205
favorites, 32
FieldRead, 209
FieldWrite, 209
FILL_BLK, 211
FIND (find substring), 273
floating-point math, 205
FLOOR, 218
FOR (SCL), 225
force, 688
force operation, 689
FRAC (fraction), 205
GET, 489
GET_DIAG, 302
GetError, 236
GetErrorID, 237
GOTO (SCL), 229
HSC (high-speed counter), 337, 339
HTA (Hex to ASCII), 266
IF-THEN (SCL), 223
IN_RANGE (within a range), 197
INC (increment), 202
INSERT (insert substring), 271
inserting, 31
INV (invert), 240
JMP, 230
JMP_LIST, 230
Label, 230
LED status, 298
LEFT (left substring), 269
LEN (length), 267
limit, 204
LN (natural logarithm), 205
MAX (maximum), 203
MB_CLIENT, 622
MC_ChangeDynamic, 394
MC_CommandTable, 392
MC_Halt, 381
MC_Home, 379
MC_MoveAbsolute, 383
MC_MoveJog, 390
MC_MoveRelative, 385
MC_MoveVelocity, 387
MC_Power, 376
MC_Reset, 378
MID (middle substring), 269
MIN (minimum), 203
MOD (modulo), 200
ModuleStates, 301
monitor, 683, 684
MOVE, 207
MUL (multiply), 199
MUX (multiplex), 242
N_TRIG, 181
NEG (negation), 201
negative edge, 180
NORM_X (normalize), 219
NOT OK, 197
OK, 197
OR, 239
OUT_RANGE (outside of a range), 197
P_TRIG, 181
PID_Compact, 350
PORT_CFG (port configuration), 568
positive edge, 180
PROFIBUS distributed I/O, 274
PROFINET distributed I/O, 274
program control (SCL), 222
PUT, 489
QRY_CINT (query cyclic interrupt), 293
RALRM, 278
RCV_CFG (receive configuration), 571

Index
S7-1200 Programmable controller
System Manual, 04/2012, A5E02486680-06 849
RCV_PtP (receive Point-to-Point), 578
RCV_RST (receiver reset), 580
RD_LOC_T (read local time), 249
RD_SYS_T (read system time), 249
RDREC, 275
RE_TRIGR, 80, 234
REPEAT (SCL), 227
REPLACE (replace substring), 272
reset, 178
RETURN (SCL), 229
return value (RET), 233
RIGHT (right substring), 269
ROL and ROR (rotate left and rotate right), 245
ROUND, 217
RT (reset timer), 182
run time meter, 251
S_CONV (value to string conversions), 255
S_MOV (string move), 254
SCALE_X (scale), 219
scaling analog values, 34
SCL conversion instructions, 214
SEL (select), 242
SEND_CFG (send configuration), 569
SEND_PTP (send Point-to-Point data), 575
Set, 178
SET_CINT (set cyclic interrupt), 291
SET_TIMEZONE, 252
SGN_GET (get RS232 signals), 581
SGN_SET (set RS232 signals), 582
SHL and SHR (shift left and shift right), 244
SIN (sine), 205
SQR (square), 205
SQRT (square root), 205
SRT_DINT (start time delay interrupt), 294
status, 683, 684
STP (stop PLC scan cycle), 235
STRG_VAL (string to value), 255
SUB (subtract), 199
SWAP, 212
SWITCH, 231
T_ADD (add time), 248
T_COMBINE (combine times), 249
T_CONFIG, 451
T_CONV (convert time), 247
T_DIFF (time difference), 248
T_SUB (subtract time), 248
TAN (tangent), 205
TCON, 439
TDISCON, 439
time, 247
timer, 182
timer operations, 186
TOF (off-delay timer), 182
TON (on-delay timer), 182
TONR (on-delay retentive timer), 182
TP (pulse timer), 182
TRCV, 439
TRCV_C, 432, 467
TRUNC (truncate), 217
TSEND, 439
TSEND_C, 432, 466
TURCV, 447
TUSEND, 447
UFILL_BLK (uninterruptible fill), 211
uninterruptible move (UMOVE_BLK), 207
USS status codes, 614
USS_DRV, 608
USS_PORT, 610
USS_RPM, 611
USS_WPM, 613
VAL_STRG (value to string), 255
versions of instructions, 36, 637
WHILE (SCL), 226
WR_SYS_T (write system time), 249
WRREC, 275
WWW (enable user-defined Web pages), 537
XOR (exclusive OR), 239
Inter-character gap, 592
Interrupts
ATTACH and DETACH, 288
CAN_DINT (cancel time delay interrupt), 294
interrupt latency, 75
overview, 73
SRT_DINT (start time delay interrupt), 294
Intro standard Web page, 508
Invert (INV), 240
IP address, 136, 137
assigning, 132, 139
assigning online, 134
configuring, 136
configuring the online CPU, 678
device configuration, 123
MAC address, 136
IP router, 136
ISO on TCP
ad hoc mode, 431
ISO on TCP protocol, 430
Isolation guidelines, 62
ISO-on-TCP
connection configuration, 127
connection IDs, 427
parameters, 129

Index
S7-1200 Programmable controller
850 System Manual, 04/2012, A5E02486680-06
J
JavaScript restrictions, standard Web pages, 558
JMP, 230
JMP_LIST, 230
JMPN, 230
K
Know-how protection
password protection, 165
L
Label, 230
LAD (ladder logic)
monitor, 683, 684
overview, 155
program editor, 684
status, 683, 684, 688
Lamp loads, 64
Languages, user-defined Web pages, 551
Latency, 75
LED (Get LED status), 298
LED indicators
communication interface, 563, 673
CPU status, 673
LED instruction, 298
LEFT (left substring), 269
LEN (length), 267
Length
message, 593
Length m, 593
Length n, 593
LENGTH parameter, SEND_PTP, 577
Limit, 204
Linear programming, 146
LN (natural logarithm), 205
Load memory, 20
CPU 1211C, 705
CPU 1212C, 715
CPU 1214C, 724
CPU 1215C, 734
memory card, 107
program card, 107
transfer card, 107
Load memory, user-defined Web pages, 539
Local time
RD_LOC_T (read local time), 249
Local/Partner connection, 425
Logging in/out
standard Web pages, 507
Lost password, 118
M
MAC address, 136, 140
Manual fragment DB control, 555
Manuals, 4
Maritime approval, 701
Master polling architecture, 595
Math, 33, 198, 199
MAX (maximum), 203
Maximum message length, 592
Maximum Web server connections, 558
MB_CLIENT, 622
MB_COMM_LOAD, 638
MB_MASTER, 641
MB_SERVER, 628
MB_SLAVE, 647
MC_ChangeDynamic, 394
MC_CommandTable, 392
MC_Halt, 381
MC_Home, 379
MC_MoveAbsolute, 383
MC_MoveJog, 390
MC_MoveRelative, 385
MC_MoveVelocity, 387
MC_Power, 376
MC_Reset, 378
Memory
clock memory, 84
I (process image input), 89
L (local memory), 87
load memory, 82
M (bit memory), 90
monitoring memory usage, 680
peripheral input addresses (force table), 688
Q (process image output), 90
retentive memory, 82
system memory, 84
Temp memory, 91
work memory, 82
Memory areas
addressing Boolean or bit values, 88
immediate access, 88
process image, 88
Memory card
configure the startup parameters, 110
empty transfer card for a lost password, 118
firmware update, 115
inserting into CPU, 108
lost password, 118
operation, 107

Index
S7-1200 Programmable controller
System Manual, 04/2012, A5E02486680-06 851
order number, 826
overview, 107
program card, 113
specifications, 826
transfer card, 110
Memory locations, 87, 89
Message configuration
instructions, 595
receive, 587
transmit, 586
Message end, 590
Message length, 592
Message start, 588
MID (middle substring), 269
MIN (minimum), 203
Miscellaneous PtP parameter errors, 567
MOD (modulo), 200
MODBUS
MB_CLIENT, 622
MB_COMM_LOAD, 638
MB_MASTER, 641
MB_SERVER, 628
MB_SLAVE, 647
Modbus slave example, 655
versions, 36, 637
Modifying
program editor status, 684
watch table, 685
Modifying variables from PC, 515
Module information standard Web page, 511
Modules
CB 1241 RS485, 822
CM 1241 RS232, 824
communication board (CB), 24
communication module (CM), 24
communication processor (CP), 24
comparison chart, 22
configuring parameters, 125
CPU 1211C specifications, 705
CPU 1212C specifications, 715
CPU 1214C specifications, 724
CPU 1215C specifications, 734
SB 1221 DI 4, 200 kHz, 784
SB 1222 DQ 4, 200 kHz, 200 kHz, 786
SB 1223 DI 2 / DQ 2, 792
SB 1223 DI 2 / DQ 2, 200 kHz, 789
SB 1231 AI 1 x 12 bit, 794
SB 1231 AI 1 x 16 bit RTD, 806
SB 1231 AI 1 x 16 bit Thermocouple signal
board, 801
SB 1232 AQ 1x12 bit, 797
signal board (SB), 24
signal module (SM), 24
SM 1221, 745
SM 1222, 748, 750
SM 1222 DQ8 RLY Changeover, 748
SM 1223, 755
SM 1231 AI 4 x 16 bit TC, 772
SM 1231 AI 4 x RTD x 16 bit, 778
SM 1231 AI 8 x 13 bit, 760
SM 1231 AI 8 x 16 bit TC signal module, 772
SM 1231 AI 8 x RTD x 16 bit, 778
SM 1232 AQ 2 x 14bit, 764
SM 1232 AQ 4 x 14bit, 764
SM 1234 AI 4 x 13 bit / AQ 2 x 14 bit, 766
thermal zone, 44, 46
ModuleStates, 301
Monitor
capturing values of a DB, 684
resetting the start values of a DB, 684
Monitoring
cycle time, 680
force operation, 689
force table, 688
LAD status, 683, 684
LED instruction, 298
memory usage, 680
watch table, 683, 685
Monitoring the program, 170
Monitoring variables from PC, 515
Motion control
configuring the axis, 370
hardware and software limit switches, 397
homing (sequence for active homing), 404
homing configuration parameters, 402
homing the axis, 401
MC_ChangeDynamic, 394
MC_CommandTable, 392
MC_Halt, 381
MC_Home, 379
MC_MoveAbsolute, 383
MC_MoveJog, 390
MC_MoveRelative, 385
MC_MoveVelocity, 387
MC_Power, 376
MC_Reset, 378
overview, 366
Mounting
airflow, 44
clearance, 44
communication board (CB), 51
communication module (CM), 53
cooling, 44
CPU, 49

Index
S7-1200 Programmable controller
852 System Manual, 04/2012, A5E02486680-06
dimensions, 46
expansion cable, 56
grounding, 63
guidelines, 43
inductive loads, 64
isolation, 62
lamp loads, 64
overview, 47
signal board (SB), 51
signal module (SM), 52
terminal block connector, 55
thermal zone, 44, 46
wiring guidelines, 61, 63
MOVE, 207
MRES
operator panel, 38
MUL (multiply), 199
Multi-node connections
connection types, 493
Ethernet protocols, 493
Multiple AWP variable definitions, 533
MUX (multiplex), 242
My Documentation Manager, 4
N
N_TRIG, 181
NEG (negation), 201
Negative edge, 180
Nesting depth, 67
Network communication, 460
Network connection
configuration, 126
multiple CPUs, 463, 465, 469, 478, 482
Network time protocol (NTP), 141
No restart, 69
NORM_X (normalize), 219
Normalizing analogs, 220
NOT OK instruction, 197
Numbers
binary, 94
integer, 95
real, 95
O
Off-delay (TOF), 182
operation, 186
OK instruction, 197
On-delay delay (TON), 182
operation, 186
On-delay retentive (TONR), 182
operation, 186
Online
assigning an IP address, 134
capturing values of a DB, 684
comparing and synchronizing, 681
cycle time, 680
diagnostics buffer, 680
force, 688
force operation, 689
going online, 675
IP address, 678
memory usage, 680
monitor, 683
operating panel, 679
operator panel, 38
resetting the start values of a DB, 684
RUN/STOP buttons, 37
status, 683, 684
time of day, 678
tools, 682
watch table, 683, 684, 685
Online and diagnostic tools
downloading in RUN mode, 690
Online device names
PROFINET IO, 676
OPC, configuration, 661
Open User Communication instructions return
values, 459
Operating mode, 37, 38
changing STOP/RUN, 679
operating modes of the CPU, 69
Operator panel, 38
operating modes of the CPU, 69
Operator panels, 26
OR, 239
Order numbers
Communication interfaces (CM, CB and CP), 834,
835
connector blocks, 836
Connectors and terminal connections, 835
CPUs, 833
CSM 1277 Ethernet switch, 835
documentation, 837
Expansion cables, 836
HMI basic panels, 836
memory cards, 836
PM 1207 power supply, 835
programming software, 837
Signal boards (SB), 834
Signal modules (SM), 833
simulators, 836

Index
S7-1200 Programmable controller
System Manual, 04/2012, A5E02486680-06 853
STEP 7, 837
visualization software, 837
WinCC, 837
Organization block
call, 73
calling code blocks within the user program, 148
configuring operation, 150
creating, 149
function, 73
know-how protection, 165
linear and structured programming, 146
multiple cyclic, 149
overview, 67
priority classes, 73
processing, 148
startup processing, 71
OUT_RANGE (outside of a range), 197
Output parameters, 150
configuring pulse channels, 312
pulse outputs, 311
P
P_TRIG, 181
Panels (HMI), 26
Parameter assignment, 150
Parameters configuration
LENGH and BUFFER for SEND_PTP, 577
receive, 468
transmit, 467
Parity, 584
Passive/active communication
configuring the partners, 127, 494
connection IDs, 427
parameters, 129
Password protection
access to the CPU, 164
binding to a CPU or memory card, 166
code block, 165
copy protection, 166
CPU, 164
empty transfer card, 118
lost password, 118
Peripheral access alarms, 471
PID
overview, 347
PID_3STEP, 355
PID_3Step algorithm, 347, 355
PID_Compact, 350
PID_Compact algorithm, 347, 350
PLC
add modules, 122
assigning an IP address to an online CPU, 134
communication load, 81
comparing and synchronizing, 681
copying blocks from an online CPU, 168
CPU 1211C, 705
CPU 1212C, 715
CPU 1214C, 724
CPU 1215C, 734
cycle time, 81
cycle time, 81
device configuration, 119
download, 168
expansion cable, 56
force, 688
force operation, 689
HSC configuration, 346
installation, 47, 49
know-how protection, 165
memory card, 107, 826
monitoring, 683
operating modes, 69
overview of the CPU, 19
power budget, 44
RD_LOC_T (read local time), 249
RD_SYS_T (read system time), 249
run time meter, 251
startup processing, 71
system design, 145
tags, 87
terminal block connector, 55
time synchronization property, 142
using blocks, 146
watch table, 685
WR_SYS_T (write system time), 249
Podcasts, 4
Pointer
pointer overview, 101
Pointers
Any data type, 102
Pointer data type, 101
Variant data type, 103
Point-to-Point communication, 565
Point-to-Point programming, 594
Polling architecture, 595
Port configuration, 583
errors, 569
instructions, 595
PtP example program, 597
Port number, 430
Port numbers
restricted, 460
PORT_CFG (port configuration), 568

Index
S7-1200 Programmable controller
854 System Manual, 04/2012, A5E02486680-06
Portal view, 30
Positive edge, 180
Power budget, 44
example, 830
form for calculations, 831
overview, 829
Power requirements
calculating a power budget, 830
form for calculations, 831
power budget, 829
Priority
priority class, 73
priority in processing, 75
Priority class, 73
Process image
force, 688
force operation, 689
monitor, 683, 684
status, 683, 684, 688
PROFIBUS
add CM 1243-5 (DP master) module, 478
add DP slave, 478
CM 1242-5 (DP slave) module, 473
CM 1243-5 (DP master) module, 473
distributed I/O instructions, 274
DPNRM_DG, 286
DPRD_DAT, 284
DPWR_DAT, 284
GET, 489
master, 472
network connection, 126, 478
PROFIBUS address, 479
PROFIBUS address properties, 480
PUT, 489
RALRM, 278
RDREC, 275
S7 connection, 493
slave, 472
WRREC, 275
PROFIBUS address, 479, 480
configuring, 479
PROFINET
ad hoc mode, 431
configuring communication between CPU and HMI
device, 462
configuring the IP address, 123
connection IDs, 427
CPU-to-CPU communication, 464
device naming and addressing, 143
diagnostics, 472
distributed I/O instructions, 274
DPRD_DAT, 284
DPWR_DAT, 284
Ethernet address properties, 137
GET, 489
IP address, 136
IP address assignment, 143
MAC address, 136
network connection, 126, 463, 465, 469
number of communication connections, 424
overview, 430
PLC-to-PLC communication, 464
PUT, 489
RALRM, 278
RDREC, 275
S7 connection, 493
system start-up time, 142
T_CONFIG, 451
TCON, 439
TDISCON, 439
testing a network, 139
time synchronization, 123
time synchronization property, 142
TRCV, 439
TRCV_C, 432
TSEND, 439
TSEND_C, 432
TURCV, 447
TUSEND, 447
types of communication, 423
WRREC, 275
PROFINET IO
Adding a device, 468
Assigning a CPU, 469
Assigning device names, 469
Assigning device names online, 676
Device names, 469
Devices, 468
Online device names, 676
PROFINET RT, 430
Program
binding to a CPU or memory card, 166
calling code blocks within the user program, 148
capturing values of a DB, 684
copying blocks from an online CPU, 168
download, 168
linear and structured programs, 146
memory card, 107
organization block (OB), 148
password protection, 165
priority class, 73
resetting the start values of a DB, 684
Program card
configure the startup parameters, 110

Index
S7-1200 Programmable controller
System Manual, 04/2012, A5E02486680-06 855
creating, 113
inserting into CPU, 108
operation, 107
order number, 826
overview, 107
Program control (SCL), 222
CASE, 224
CONTINUE, 227
EXIT, 228
FOR, 225
GO TO, 229
IF-THEN, 223
REPEAT, 227
RETURN, 229
WHILE, 226
Program editor
capturing values of a DB, 684
monitor, 684
resetting the start values of a DB, 684
status, 684
Program execution, 67
Program information
In the call structure, 172
Program structure, 148
calling code blocks, 148
Programming
adding inputs or outputs to LAD or FBD
instructions, 35
binding to a CPU or memory card, 166
block calls, 67
calling code blocks within the user program, 148
comparing and synchronizing code blocks, 681
counters, 190
data block (DB), 67
drag and drop between editors, 37
expandable instructions, 35
favorites, 32
FBD (function block diagram), 156
function (FC), 150
function block (FB), 67, 150
initial value of an FB, 150
inserting instructions, 31
instance data block (DB), 150
LAD (ladder), 155
linear program, 146
operating modes of the CPU, 69
organization block (OB), 148
PID overview, 347
PID_3STEP, 355
PID_3Step algorithm, 347, 355
PID_Compact, 350
PID_Compact algorithm, 347, 350
power flow (EN and ENO), 163
priority class, 73
PtP instructions, 594
RD_LOC_T (read local time), 249
RD_SYS_T (read system time), 249
run time meter, 251
SCL (Structured Control Language), 156, 157
structured program, 146
types of code blocks, 67
unplugged modules, 41
unspecific CPU, 121
valid FC, FB, and DB numbers, 67
WR_SYS_T (write system time), 249
Programming user-defined Web page language
switch, 552
Project
access protection, 164
binding to a CPU or memory card, 166
comparing and synchronizing, 681
download, 168
empty transfer card, 118
lost password, 118
program card, 113
protecting a code block, 165
restricting access to a CPU, 164
transfer card, 110
Project view, 30
Protection class, 703
Protection level
binding to a CPU or memory card, 166
code block, 165
CPU, 164
lost password, 118
Protocol
communication, 565
freeport, 565
ISO on TCP, 430
Modbus, 565
PROFINET RT, 430
TCP, 430
UDP, 430
USS, 565
PTO (pulse train output)
cannot be forced, 689
configuring pulse channels, 312
CTRL_PWM, 309
operation, 311
PtP communication, 565
configuring parameters, 586
configuring ports, 583
example program, 596
example program configuration, 597

Index
S7-1200 Programmable controller
856 System Manual, 04/2012, A5E02486680-06
example program, running, 604
example program, STEP 7 programming, 602
programming, 594
terminal emulator for example program, 603
PtP error classes, 567
PtP instruction return values, 566
Pulse delay (TP), 182
operation, 186
Pulse outputs, 311
PUT, 489
configuring the connection, 128
PWM (pulse width modulation)
cannot be forced, 689
configuring pulse channels, 312
CTRL_PWM, 309
operation, 311
Q
Q memory
configuring pulse channels, 312
pulse outputs, 311
QRY_CINT (query cyclic interrupt), 293
Queuing, 75
Quotation mark conventions, Web server, 534
R
RALRM, 278, 280
Rated voltages, 704
RCV_CFG (receive configuration), 571
RCV_PTP (receive Point-to-Point), 578
RCV_RST (receiver reset), 580
RD_LOC_T (read local time), 249
RD_SYS_T (read system time), 249
RDREC, 275, 280
RE_TRIGR, 234
READ_DBL, 332
Reading HTTP variables, 526
Receive configuration errors, 575
Receive message configuration, 587
PtP example program, 598
Receive parameters configuration, 468
Receive runtime return values, 578
Referencing enum types, user-defined Web pages, 530
Refreshing user-defined Web pages, 522
Relay electrical service life, 705
REPLACE (replace substring), 272
Replacing modules, 41
Requirements, installation, 29
Reset, 178
Reset timer (RT), 182
Reset to factory settings, 678
Resetting the start values of a DB, 684
Restricted TSAPs and port numbers, 460
Retentive memory, 20, 82
CPU 1211C, 705
CPU 1212C, 715
CPU 1214C, 724
CPU 1215C, 734
Return value (RET), 233
Return values
Open User Communication instructions, 459
PtP instructions, 566
RIGHT (right substring), 269
ROL and ROR (rotate left and rotate right), 245
ROUND, 217
Router IP address, 137
RS232 and RS485 communication modules, 563
RT (reset timer), 182
RTS, 585
RTS always on, 585
RTS Off delay, 587
RTS On delay, 587
RTS switched, 585
RUN mode, 69, 72, 679
force operation, 689
operator panel, 38
toolbar buttons, 37
Run time meter, 251
RUN to STOP transition, 87
RUN/STOP buttons, 37
S
S_CONV (value to string conversions), 255
S_MOV (string move), 254
S7 communication
configuring the connection, 128
S7-1200
access protection, 164
add modules, 122
add new device, 120
airflow, 44
AS-i, 483
AS-i address, 484
AS-i port, 483
capturing values of a DB, 684
clearance, 44
communication board (CB), 24
communication load, 81
communication module (CM), 24
communication processor (CP), 24

Index
S7-1200 Programmable controller
System Manual, 04/2012, A5E02486680-06 857
compare code blocks, 681
comparison chart of CPU models, 20
configuring the CPU parameters, 123
configuring the modules, 125
cooling, 44
CPU installation, 49
cycle time, 81
device configuration, 119
empty transfer card for a lost password, 118
Ethernet port, 136
expansion cable, 56
force, 688
force operation, 689
grounding, 63
HMI devices, 26
HSC configuration, 346
inductive loads, 64
installation, 47
installing a CB, 51
installing a CM, 53
installing an SB, 51
installing an SM, 52
IP address, 136
isolation guidelines, 62
know-how protection, 165
lamp loads, 64
lost password, 118
MAC address, 136
memory card, 826
modules, 22
monitoring, 683
mounting dimensions, 46
network connection, 126
operating modes, 69
operation, 685
operator panel, 38
overview of the CPU, 19
password protection, 164
power budget, 44
PROFIBUS, 479
PROFIBUS address, 479
PROFIBUS port, 479
PROFINET, 136
program card, 113
pulse outputs, 311
resetting the start values of a DB, 684
RUN/STOP buttons, 37
signal board (SB), 24
signal module (SM), 24
startup parameters, 110
startup processing, 71
terminal block connector, 55
thermal zone, 44, 46
transfer card, 110
TS Adapter, 22
wiring guidelines, 61, 63
SB 1221
SB 1221 DI 4, 200 kHz wiring diagram, 785
SB 1222
SB 1222 DQ 4 x 24 VDC, 200 kHz wiring
diagram, 788
SB 1223
SB 1223 DI 2 / DQ 2 wiring diagram, 793
SB 1223 DI 2 / DQ, 200 kHz wiring diagram, 791
SB 1231 AI 1 x 16 bit Thermocouple
Filter selection table, 804
SB 1232
SB 1232 AQ 1 x 12 bit wiring diagram, 798
SCALE_X (scale), 219
Scaling analogs, 34, 220
Scan cycle
force, 688
force operation, 689
Scan cycle time
overview, 80
SCL (Structured Control Language)
ABS (absolute value), 202
ACOS (arc cosine or inverse cosine), 205
addressing, 157
AND, 239
ASIN (arc sine or inverse sine), 205
ATAN (arc tangent or inverse tangent), 205
ATH (ASCII to hexadecimal), 265
ATTACH and DETACH, 288
bit logic, 175
calling an FB or FC, 157
calling blocks, 148
CAN_DINT (cancel time delay interrupt), 294
CASE, 224
CEIL (ceiling), 218
compare, 196
CONCAT (concatenate), 268
conditions, 157
CONTINUE, 227
control statements, 157, 222, 223, 224, 225, 226,
227, 228, 229
CONV (convert), 213
Conversion instructions, 214
COS (cosine), 205
counters, 190
CTD (count down), 190
CTU (count up), 190
CTUD (count up and down), 190
DataLogClose (close Data log), 319

Index
S7-1200 Programmable controller
858 System Manual, 04/2012, A5E02486680-06
DataLogCreate (create Data log), 315
DataLogNewFile (create Data log based on existing
Data log), 322
DataLogOpen (open Data log), 318
DataLogWrite (write Data log), 320
DEC (decrement), 202
DECO (decode), 240
DELETE (delete substring), 270
DeviceStates, 299
DIS_AIRT (disable alarm interrupt), 296
EN and ENO (power flow), 163
EN_AIRT (enable alarm interrupt), 296
ENCO (encode), 240
EXIT, 228
EXP (natural exponential), 205
expressions, 157
EXPT (general exponential), 205
FILL_BLK, 211
FIND (find substring), 273
floating-point math, 205
FLOOR, 218
FOR, 225
FRAC (fraction), 205
GET_DIAG, 302
GOTO, 229
HTA (hexadecimal to ASCII), 266
IF-THEN, 223
IN_RANGE (within a range), 197
INC (increment), 202
INSERT (insert substring), 271
INV (invert), 240
JMP_LIST, 230
LED status, 298
LEFT (left substring), 269
LEN (length), 267
LIMIT, 204
LN (natural logarithm), 205
math, 199
math (floating-point), 205
MAX (maximum), 203
MC_ChangeDynamic, 394
MC_CommandTable, 392
MC_Halt, 381
MC_Home, 379
MC_MoveAbsolute, 383
MC_MoveJog, 390
MC_MoveRelative, 385
MC_MoveVelocity, 387
MC_Power, 376
MC_Reset, 378
MID (middle substring), 269
MIN (minimum), 203
MOD (modulo), 200
ModuleStates, 301
move, 207
MUX (multiplex), 242
N_TRIG, 181
NEG (negation), 201
NORM_X (normalize), 219
OK, 197
operators, 157
OR, 239
OUT_RANGE (outside of a range), 197
overview, 156
P_TRIG, 181
PID overview, 347
PID_3STEP, 355
PID_3Step algorithm, 347, 355
PID_Compact, 350
PID_Compact algorithm, 347, 350
priority of operators, 157
program control, 222
program editor, 156
QRY_CINT (query cyclic interrupt), 293
RD_LOC_T (read local time), 249
RD_SYS_T (read system time), 249
REPEAT, 227
REPLACE (replace substring), 272
RETURN, 229
RIGHT (right substring), 269
ROL and ROR (rotate left and rotate right), 245
round, 217
run time meter, 251
S_CONV (value to string conversions), 255
S_MOV (move string), 254
SCALE_X (scale), 219
SEL (select), 242
Set and Reset, 178
SET_CINT (set cyclic interrupt), 291
SET_TIMEZONE (set time zone), 252
SHL and SHR (shift left and shift right), 244
SIN (sine), 205
SQR (square), 205
SQRT (square root), 205
SRT_DINT (start time delay interrupt), 294
STRG_VAL (string to value), 255
swap, 212
SWITCH, 231
T_ADD (add time), 248
T_COMBINE (combine times), 249
T_CONV (convert time), 247
T_DIFF (time difference), 248
T_SUB (subtract time), 248
TAN (tangent), 205

Index
S7-1200 Programmable controller
System Manual, 04/2012, A5E02486680-06 859
timer operations, 186
timers, 182
truncate, 217
UFILL_BLK (uninterruptible fill), 211
VAL_STRG (value to string), 255
Var section, 156
WHILE, 226
WR_SYS_T (write system time), 249
XOR (exclusive OR), 239
Security
access protection, 164
binding to a CPU or memory card, 166
copy protection, 166
CPU, 164
know-how protectionf for a code block, 165
lost password, 118
SEL (select), 242
Send message configuration, 586
Send parameters configuration, 127, 467, 494
SEND_CFG (send configuration), 569
SEND_PTP (send Point-to-Point data), 575
LENGH and BUFFER parameters, 577
Serial communication, 565
Service and support, 3
Set, 178
SET_CINT (set cyclic interrupt), 291
SET_TIMEZONE (set time zone), 252
Settings, 36
SGN_GET (get RS232 signals), 581
SGN_SET (set RS232 signals), 582
SHL and SHR (shift left and shift right), 244
Siemens security certificate, Web pages, 508, 560
Siemens technical support, 3
siemens_automation_language cookie, 552
Signal board (SB)
add modules, 122
analog output representation (current), 771, 801
analog output representation (voltage), 771, 800
configuration of parameters, 125
input representation (current), 770, 800
input representation (voltage), 770, 799
installation, 51
overview, 24
power requirements, 829
removal, 51
SB 1221 DI 4, 200 kHz, 784
SB 1222 DQ, 200 kHz, 786
SB 1223 DI 2 / DQ 2, 792
SB 1223 DI 2 / DQ 2, 200 kHz, 789
SB 1231 AI 1 x 12 bit, 794
SB 1231 AI 1 x 16 bit RTD, 806
SB 1231 AI 1 x 16 bit Thermocouple, 801
SB 1232 AQ 1x12 bit, 797
step response times, 798
Signal handling errors, 581, 583
Signal module (SM)
add modules, 122
analog input representation (current), 770, 800
analog input representation (voltage), 770, 799
analog output representation (current), 771, 801
analog output representation (voltage), 771, 800
configuration of parameters, 125
expansion cable, 56
installation, 52
overview, 24
power requirements, 829
removal, 53
SM 1221, 745
SM 1222, 748, 750
SM 1222 DQ8 RLY Changeover, 748
SM 1223, 755
SM 1223 specifications, 757
SM 1231 AI 4 x 13 bit, 760
SM 1231 AI 4 x 16 bit TC, 772
SM 1231 AI 4 x RTD x 16 bit, 778
SM 1231 AI 8 x 16 bit TC, 772
SM 1231 AI 8 x RTD x 16 bit, 778
SM 1232 AQ 2 x 14bit, 764
SM 1232 AQ 4 x 14bit, 764
SM 1234 AI 4 x 13 bit / AQ 2 x 14 bit, 766
step response times, 769
Simulators, 827
SIN (sine), 205
Slave polling architecture, 596
SM 1231 RTD
selection tables, 783, 810
SM and SB
comparison chart, 22
device configuration, 119
SMS, 660
Software flow control, 586
Special characters
User-defined Web pages, 534
Specifications
analog input representation (current), 770, 800
analog input representation (voltage), 770, 799
analog output representation (current), 771, 801
analog output representation (voltage), 771, 800
ATEX approval, 700
CB 1241 RS485, 822
CE approval, 699
CM 1241 RS232, 824
CPU 1211C, 705
CPU 1212C, 715

Index
S7-1200 Programmable controller
860 System Manual, 04/2012, A5E02486680-06
CPU 1214C, 724
CPU 1215C, 734
C-Tick approval, 701
cULus approval, 700
electromagnetic compatibility (EMC), 702
environmental conditions, 702
FM approval, 700
general technical specifications, 699
industrial environments, 701
input simulators, 827
maritime approval, 701
memory cards, 826
protection, 703
rated voltages, 704
relay electrical service life, 705
SB 1221 DI 4, 200 kHz, 784
SB 1222 DQ 4, 200 kHz, 786
SB 1223 DI 2 / DQ 2, 792
SB 1223 DI 2 x / DQ 2, 200 kHz, 789
SB 1231 AI 1 x 12 bit, 794
SB 1231 AI 1 x 16 bit RTD, 806
SB 1231 AI 1 x 16 bit RTD wiring diagram, 808
SB 1231 AI 1 x 16 bit Thermocouple, 801
SB 1231 AI 1 x 16 bit thermocouple wiring
diagram, 805
SB 1231 AI x 12 bit wiring diagram, 796
SB 1232 AQ 1x12 bit, 797
SM 1221 signal module, 745
SM 1221 wiring diagram, 746
SM 1222 DQ8 RLY Changeover, 748
SM 1222 signal module, 748, 750
SM 1222 wiring diagram, 750
SM 1223 signal module, 755, 757
SM 1223 wiring diagram, 755, 757
SM 1231 AI 4 x 13 bit, 760
SM 1231 AI 4 x 16 bit TC signal module, 772
SM 1231 AI 4 x 16 bit TC wiring diagram, 774
SM 1231 AI 4 x RTD x 16 bit signal module, 778
SM 1231 AI 8 x 16 bit TC signal module, 772
SM 1231 AI 8 x 16 bit TC wiring diagram, 774
SM 1231 AI 8 x RTD x 16 bit signal module, 778
SM 1231 RTD 4 x 16 bit wiring diagram, 780
SM 1231 RTD 8 x 16 bit wiring diagram, 780
SM 1232 AQ 2 x 14bit, 764
SM 1232 AQ 4 x 14bit, 764
SM 1234 AI 4 x 13 bit / AQ 2 x 14 bit, 766
step response times (CPU), 711, 720, 730, 740
step response times (SB), 798
step response times (SM), 769
wiring diagrams SM 1231 analog input, 764
wiring diagrams SM 1232 analog output, 765
wiring diagrams SM 1234 analog input/output, 768
SQR (square), 205
SQRT (square root), 205
SRT_DINT (start time delay interrupt), 294
Standard Web pages, 503
accessing from PC, 505
changing operating mode, 509
communication, 513
cookie restrictions, 560
Data Logs, 516
Diagnostic, 510
Identification, 510
Intro, 508
JavaScript restrictions, 558
layout, 506
logging in and out, 507
Module information, 511
secure access, 506
Start, 509
Variable Status, 515
Start conditions, 588
Start message character, 588
Start standard Web page, 509
Startup after POWER ON, 69
startup processing, 71
STARTUP mode
force operation, 689
Startup OB, 74
Startup parameters, 110
Status
LED indicators, 673
LED indicators (communication interface), 563
LED instruction, 298
STEP 7
add modules, 122
add new device, 120
Adding a PROFINET IO device, 468
adding inputs or outputs to a LAD or FBD
instruction, 35
AS-i, 483
AS-i port, 483
assigning an IP address to an online CPU, 134
block calls, 67
calling code blocks within the user program, 148
capturing values of a DB, 684
changing the settings, 36
communication load, 81
comparing and synchronizing, 681
configuring the CPU, 123
configuring the modules, 125
copying blocks from an online CPU, 168
counters, 190
cycle time, 81

Index
S7-1200 Programmable controller
System Manual, 04/2012, A5E02486680-06 861
cycle time, 81
data block (DB), 67
device configuration, 119
download, 168
drag and drop between editors, 37
Ethernet port, 136
expandable inputs or outputs, 35
favorites, 32
force, 688
force operation, 689
function (FC), 150
function block (FB), 67, 150
HSC configuration, 346
initial value of an FB, 150
inserting instructions, 31
instance data block (DB), 150
linear and structured programs, 146
memory card, 107, 826
monitoring, 683, 684
network connection, 126
operating modes, 69
operation, 685
operator panel, 38
password protection, 165
Portal view, 30
priority class (OB), 73
PROFIBUS, 479
PROFIBUS port, 479
PROFINET, 136
program card, 107
Project view, 30
RD_LOC_T (read local time), 249
RD_SYS_T (read system time), 249
resetting the start values of a DB, 684
run time meter, 251
RUN/STOP buttons, 37
startup processing, 71
time synchronization property (PROFINET), 142
transfer card, 107
types of code blocks, 67
unplugged modules, 41
valid FC, FB, and DB numbers, 67
WR_SYS_T (write system time), 249
STEP 7 programming
PtP example program, 602
user-defined Web pages, 537
STEP 7 web pages, 4
Stop bits, 584
STOP mode, 69, 679
enable outputs in STOP mode, 687
force operation, 689
operator panel, 38
toolbar buttons, 37
STP (stop PLC scan cycle), 235
STRG_VAL (string to value), 255
String
S_MOVE (string move), 254
string data overview, 254
String data type, 98
string operations overview, 267
Structured programming, 146, 148
calling blocks, 148
SUB (subtract), 199
Subnet mask, 136
Support, 3
SWAP, 212
SWITCH, 231
Switching languages, user-defined Web pages, 551
Synchronization
time synchronization property (PROFINET), 142
System clock
RD_LOC_T (read local time), 249
RD_SYS_T (read system time), 249
WR_SYS_T (write system time), 249
System memory byte, 85
System requirements, 29
T
T_ADD (add time), 248
T_COMBINE (combine times), 249
T_CONFIG, 451
T_CONV (convert time), 247
T_DIFF (time difference), 248
T_SUB (subtract timet), 248
Tags
force, 688
force operation, 689
monitor, 683
status, 683
TAN (tangent), 205
Task cards
columns and headers, 36, 637
TCON, 439
configuration, 127
connection IDs, 427
connection parameters, 129
TCON_Param, 129
TCP
ad hoc mode, 431
connection configuration, 127
connection IDs, 427
parameters, 129
protocol, 430

Index
S7-1200 Programmable controller
862 System Manual, 04/2012, A5E02486680-06
TCP/IP communication, 430
TDISCON, 439
Technical specifications, 699
Technical support, 3
Technological objects
HSC (high-speed counter), 339
Telecontrol, 657
Teleservice communication
TM_MAIL, 665
TeleService via GPRS, 657
Terminal block connector, 55
Terminal emulator for PtP example program, 603
Testing the program, 170
Thermal zone, 44, 46
Thermocouple
basic operation, 775, 803
cold junction compensation, 775, 803
SB 1231 Thermocouple filter selection table, 804
SB 1231 Thermocouple selection table, 804
SM 1231 Thermocouple filter selection table, 776
SM 1231 Thermocouple selection table, 776
TIA Portal
Portal view, 30
Project view, 30
Time
DTL (date and time long data type), 97
RD_LOC_T (read local time), 249
RD_SYS_T (read system time), 249
SET_TIMEZONE (set time zone), 252
T_ADD (add time), 248
T_COMBINE (combine times), 249
T_CONV (convert time), 247
T_DIFF (time difference), 248
T_SUB (subtract time), 248
Time data type, 96
TOD (time of day data type), 96
WR_SYS_T (write system time), 249
Time delay interrupt), 294
Time of day
configuring the online CPU, 678
Time synchronization property, 142
Time-error interrupt OB, 74
Timers
operation, 186
quantity, 21, 707, 716, 726, 736
RT (reset timer), 182
size, 21, 707, 716, 726, 736
TOF (off-delay timer), 182
TON (on-delay delay timer), 182
TONR (on-delay retentive) timer, 182
TP (pulse delay timer), 182
TM_MAIL, 665
Transfer card, 110
configure the startup parameters, 110
empty transfer card for a lost password, 118
inserting into CPU, 108
lost password, 118
operation, 107
order number, 826
overview, 107
Transmission block (T-block), 465
Transmit configuration errors, 570
Transmit message configuration, 586
PtP example program, 597
Transmit runtime errors, 577
TRCV, 439
ad hoc mode, 431
connection IDs, 427
TRCV_C, 432, 467
ad hoc mode, 431
configuration, 127
connection IDs, 427
connection parameters, 129
TRCV_C instruction configuration, 468
Triggering values in the watch table, 686
Troubleshooting
diagnostics buffer, 680
LED indicators, 673
TRUNC (truncate), 217
TS Adapter, 22
installing a TS module, 58
installing on a DIN rail, 59
installing on a wall, 60
SIM card, 58
TSAP, 430
TSAP (transport service access points), 129, 432, 465,
493
TSAPs
restricted, 460
TSEND, 439
connection IDs, 427
TSEND_C, 466
configuration, 127
connection IDs, 427
connection parameters, 129
TSEND_C, 466
TSEND_C instruction configuration, 467
TURCV, 447
configuration, 127
connection parameters, 129
TUSEND, 447
configuration, 127
parameters, 129

Index
S7-1200 Programmable controller
System Manual, 04/2012, A5E02486680-06 863
U
UDP
connection configuration, 127
parameters, 129
UDP protocol, 430
UFILL_BLK (uninterruptible fill), 211
Uninterruptible move (UMOVE_BLK), 207
Unplugged modules, 41
Unspecific CPU, 121
Updating user-defined Web pages, 522
Uploading
copying blocks from an online CPU, 168
user program, 168
User interface
Portal view, 30
Project view, 30
User program
adding inputs or outputs to LAD or FBD
instructions, 35
binding to a CPU or memory card, 166
calling code blocks within the user program, 148
copying blocks from an online CPU, 168
download, 168
drag and drop between editors, 37
expandable instructions, 35
favorites, 32
inserting instructions, 31
linear and structured programs, 146
memory card, 107
organization block (OB), 148
password protection, 165
program card, 107
transfer card, 107
User-defined Web pages, 503, 521
accessing from PC, 539
activating and deactivating from control DB, 555
AWP commands for accessing S7-1200 data, 522
configuring, 535
creating fragments, 532
creating with HTML editor, 521
deleting program blocks, 537
downloading corresponding DBs, 538
enabling with WWW instruction, 537
example, 540
generating program blocks, 537
handling special characters, 534
HTML listing, 545
importing fragments, 533
load memory constraints, 539
manual fragment DB control, 555
multiple language configuration, 554
multiple languages, 551
programming in STEP 7, 537
reading special variables, 526
reading variables, 523
refreshing, 522
writing special variables, 527
writing variables, 524
USS protocol library
general drive setup inforamtion, 616
overview, 604
requirements for using, 605
status codes, 614
USS_DRV, 608
USS_PORT, 610
USS_RPM, 611
USS_WPM, 613
V
VAL_STRG (value to string), 255
Variable index for an array, 210
Variable Status standard Web page, 515
Variables
monitoring and modifying from PC, 515
Versions of instructions, 36, 637
Visualization
HMI devices, 26
W
Wait time, 584
Warm restart, 69
Watch table
enable outputs in STOP mode, 687
force, 170
memory card, 107
monitor, 683
operation, 685
trigger values, 686
Watchdog, 234
Web pages
STEP 7, 4
Web server, 503
constraints, 558
enabling, 504
maximum HTTP connections, 558
Quotation mark conventions, 534
standard Web pages, 505
update rate, 504
Web server, user-defined Web pages, 521
Wiring diagrams
CPU 1211C, 714

Index
S7-1200 Programmable controller
864 System Manual, 04/2012, A5E02486680-06
CPU 1212C, 723
CPU 1214C, 733
CPU 1215C, 744
SB 1221 DI 4, 200 kHz, 785
SB 1222 DQ 4, 200 kHz, 788
SB 1223 DI 2 / DQ 2, 200 kHz, 791
SB 1223 DI 2/ DQ 2, 793
SB 1231 AI 1 x 16 bit RTD, 808
SB 1231 AI 1 x 16 bit thermocouple, 805
SB 1231 AI x 12 bit, 796
SB 1232 AQ 1 x 12 bit, 798
SM 1221 signal module, 746
SM 1222 signal module, 750
SM 1223 signal module, 755, 757
SM 1231 AI 4 x 16 bit TC, 774
SM 1231 AI 8 x 16 bit TC, 774
SM 1231 analog input, 764
SM 1231 RTD 4 x 16 bit, 780
SM 1231 RTD 8 x 16 bit, 780
SM 1232 analog output, 765
SM 1234 analog input/output, 768
Wiring guidelines, 63
clearance for airflow and cooling, 44
grounding, 63
prerequisites, 61
Work memory, 20
CPU 1211C, 705
CPU 1212C, 715
CPU 1214C, 724
CPU 1215C, 734
WR_SYS_T (write system time), 249
WRIT_DBL, 332
WRREC, 275, 280
WWW (enable user-defined Web pages), 537
X
XON / XOFF, 586
XOR (exclusive OR), 239