INFORMAZIONI GENERALI Tv1001sem
User Manual: tv1001sem
Open the PDF directly: View PDF
.
Page Count: 53
- COVER - CHANGE LANGUAGE
- DESCRIPTION OF THE TV 1001 SEM
- TECHNICAL SPECIFICATION
- TV 1001 SEM OUTLINE
- INTERCONNECTIONS
- RS 232/RS 485 COMMUNICATIONDESCRIPTION
- INLET SCREEN INSTALLATION
- AIR COOLING KIT INSTALLATION
- WATER COOLING KIT INSTALLATION
- VENT ACCESSORIES
- VIBRATION ISOLATOR INSTALLATION
- PURGE VALVE INSTALLATION
- SERIAL CABLE INSTALLATION
- TV 1001 SEM CONTROLLER INSTALLATION
- TYPICAL LAYOUT DIAGRAM
- PUMP USED WITH CORROSIVE GASES
- PUMP USED IN PRESENCE OF MAGNETIC FIELDS
- ACCESSORIES AND SPARE PARTS
- CHANGE PRODUCT

TV 1001
SEM
Pump models:
969-8939 969-8940
Controller model:
969-8978
MANUALE DI ISTRUZIONI
BEDIENUNGSHANDBUCH
NOTICE DE MODE D’EMPLOI
MANUAL DE INSTRUCCIONES
MANUAL DE INSTRUÇÕES
BEDRIJFSHANDLEIDING
INSTRUKSTIONSBOG
BRUKSANVISNING
INSTRUKSJON MANUAL
OHJEKÄSIKIRJA
ODHGIES CRHSEWS
INSTRUCTION MANUAL
87-900-973-01
SEPTEMBER 2003

TV 1001 SEM


ISTRUZIONI PER L’USO ...................................................................................................................................1
GEBRAUCHSANLEITUNG ................................................................................................................................3
MODE D’EMPLOI...............................................................................................................................................5
INSTRUCCIONES DE USO ...............................................................................................................................7
INSTRUÇÕES PARA O USO.............................................................................................................................9
GEBRUIKSAANWIJZINGEN............................................................................................................................11
BRUGSANVISNING .........................................................................................................................................13
BRUKSANVISNING..........................................................................................................................................15
BRUKERVEILEDNING.....................................................................................................................................17
KÄYTTÖOHJEET .............................................................................................................................................19
PDHGIES CRHSEWS ...........................................................................................................................................21
INSTRUCTIONS FOR USE..............................................................................................................................23
TECHNICAL INFORMATION ...........................................................................................................................25
DESCRIPTION OF THE TV 1001 SEM.......................................................................................25
Pump Description ..............................................................................................................25
Controller Description ........................................................................................................26
TECHNICAL SPECIFICATION ....................................................................................................26
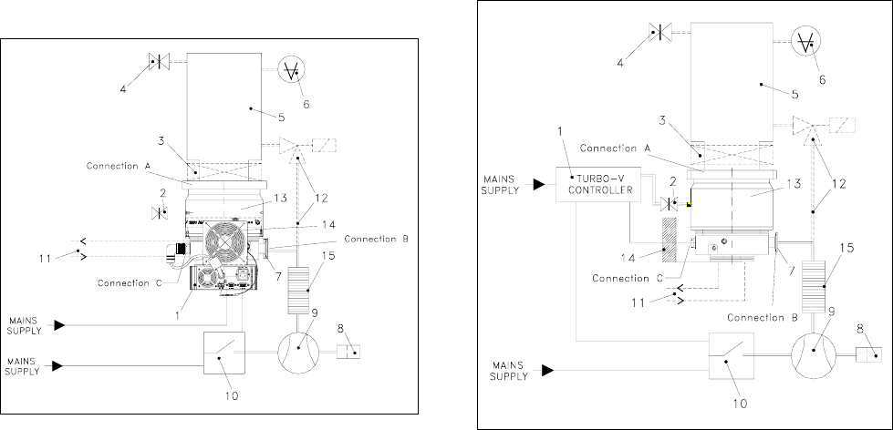
TV 1001 SEM OUTLINE ..............................................................................................................27
INTERCONNECTIONS................................................................................................................29
P3 - Vent ............................................................................................................................29
P4 – External fan ...............................................................................................................29
J1 - IN-OUT........................................................................................................................29
Signal description ..............................................................................................................29
How to connect the open-collector inputs of the controller................................................31
How to connect the outputs of the controller .....................................................................32
P2 - Serial ..........................................................................................................................32
RS 232/RS 485 COMMUNICATION DESCRIPTION..................................................................32
Communication Format .....................................................................................................32
Communication Protocol....................................................................................................32
Window Meanings .............................................................................................................34
INLET SCREEN INSTALLATION ................................................................................................35
AIR COOLING KIT INSTALLATION ............................................................................................36
TV 1001 SEM with Navigator Controller............................................................................36
TV 1001 SEM Pump with Standard Rack Controller.........................................................36
WATER COOLING KIT INSTALLATION .....................................................................................37
VENT ACCESSORIES.................................................................................................................38
TV 1001 SEM Controller Compatible ................................................................................38
Standard Rack Controller Compatible...............................................................................39
VIBRATION ISOLATOR INSTALLATION....................................................................................39
Single Damper ...................................................................................................................39
Double Damper..................................................................................................................40
PURGE VALVE INSTALLATION .................................................................................................40
SERIAL CABLE INSTALLATION.................................................................................................40
TV 1001 SEM CONTROLLER INSTALLATION ..........................................................................41
Side mounting....................................................................................................................41
TYPICAL LAYOUT DIAGRAM.....................................................................................................42
With Navigator Controller...................................................................................................42
With Standard Rack Controller ..........................................................................................42
Connection A – HIGH VACUUM FLANGE ........................................................................43
Connection B – FORE-VACUUM PUMP...........................................................................43
Connection configurations .................................................................................................43
Connection C – ELECTRICAL...........................................................................................44
PUMP USED WITH CORROSIVE GASES .................................................................................44
PUMP USED IN PRESENCE OF MAGNETIC FIELDS ..............................................................45
ACCESSORIES AND SPARE PARTS ........................................................................................45

ISTRUZIONI PER L'USO
1 87-900-973-01
INFORMAZIONI GENERALI
Questa apparecchiatura è destinata ad uso professionale. L'uti-
lizzatore deve leggere attentamente il presente manuale di i-
struzioni ed ogni altra informazione addizionale fornita dalla
Varian prima dell'utilizzo dell'apparecchiatura. La Varian si ri-
tiene sollevata da eventuali responsabilità dovute all'inosser-
vanza totale o parziale delle istruzioni, ad uso improprio da
parte di personale non addestrato, ad interventi non autorizzati
o ad uso contrario alle normative nazionali specifiche.
Le pompe della serie TV 1001 SEM sono pompe turbomoleco-
lari per applicazioni di alto e ultra alto vuoto, capaci di pompare
qualsiasi tipo di gas o di composto gassoso. Non sono adatte
per il pompaggio di liquidi o di particelle solide.
L'effetto pompante è ottenuto tramite una turbina rotante ad
elevata velocità (38000 giri/min. max) mossa da un motore e-
lettrico trifase ad alto rendimento. La TV 1001 SEM è totalmen-
te priva di agenti contaminanti, ed è quindi adatta per applica-
zioni che richiedono un vuoto "pulito".
Ha inoltre dei connettori ausiliari tramite i quali è possibile ali-
mentare un ventilatore aggiuntivo, comandare la valvola di
vent, pilotarla da remoto tramite un computer host collegato con
linea seriale (RS232 o RS485).
Nei paragrafi seguenti sono riportate tutte le informazioni ne-
cessarie a garantire la sicurezza dell'operatore durante l'utilizzo
dell'apparecchiatura. Informazioni dettagliate sono fornite nel-
l'appendice “Technical information”.
Questo manuale utilizza le seguenti convenzioni:
! PERICOLO!
I messaggi di pericolo attirano l'attenzione dell'operatore su una
procedura o una pratica specifica che, se non eseguita in modo
corretto, potrebbe provocare gravi lesioni personali.
! ATTENZIONE!
I messaggi di attenzione sono visualizzati prima di procedure
che, se non osservate, potrebbero causare danni all'apparec-
chiatura.
NOTA
Le note contengono informazioni importanti estrapolate dal testo.
IMMAGAZZINAMENTO
Per garantire il massimo livello di funzionalità ed affidabilità
delle pompe Turbomolecolari Varian, devono essere osservate
le seguenti prescrizioni:
• durante il trasporto, lo spostamento e l'immagazzinamento
delle pompe non devono essere superate le seguenti con-
dizioni ambientali:
• temperatura: da –20 °C a 70 °C
• umidità relativa: da 0 a 95% (non condensante)
• il cliente deve sempre avviare le pompe turbomolecolari nel
modo Soft-Start quando ricevute e messe in funzione per la
prima volta
• il tempo di immagazzinamento di una pompa turbomoleco-
lare è di 10 mesi dalla data di spedizione.
! ATTENZIONE!
Se, per qualsiasi ragione, il tempo di immagazzinamento è
supe-riore, occorre reinviare la pompa in fabbrica. Per ogni
informazio-ne, si prega di contattare il locale rappresentante
della Varian.
PREPARAZIONE PER L'INSTALLAZIONE
La TV 1001 SEM viene fornita in un imballo protettivo speciale;
se si presentano segni di danni, che potrebbero essersi verifi-
cati durante il trasporto, contattare l'ufficio vendite locale. Du-
rante l'operazione di disimballaggio, prestare particolare atten-
zione a non lasciar cadere la TV 1001 SEM e a non sotto-porla
ad urti o vibrazioni.
Non disperdere l'imballo nell'ambien-te. Il materiale è comple-
tamente riciclabile e risponde alla direttiva CEE 85/399 per la
tutela dell'ambiente.
! ATTENZIONE!
Onde evitare problemi di degasamento, non toccare con le
mani nude i componenti destinati ad essere esposti al vuoto.
Utilizzare sempre i guanti o altra protezione adeguata.
NOTA
La TV 1001 SEM non può essere danneggiata rimanendo sem-
plicemente esposta all'atmosfera. Si consiglia comunque di
mantenere chiusa la pompa fino al momento dell'installazione
sul sistema onde evitare eventuale inquinamento da polvere.
INSTALLAZIONE
! ATTENZIONE!
Staccare l’adesivo e togliere il tappo di protezione solo al mo-
mento del collegamento della turbopompa al sistema.
Non installare e/o utilizzare la pompa in ambienti esposti ad
agenti atmosferici (pioggia, gelo, neve), polveri, gas aggressivi,
in ambienti esplosivi o con elevato rischio di incendio.
Durante il funzionamento è necessario che siano rispettate le
seguenti condizioni ambientali:
− pressione massima: 2 bar oltre la pressione atmosferica
− temperatura: da + 5 °C a +35 °C (vedere grafico
nell’appendice “Technical Information”)
− umidità relativa: 0 - 95% (non condensante).
In presenza di campi elettromagnetici la pompa deve essere
protetta tramite opportuni schermi. Vedere l'appendice "Te-
chnical Information" per ulteriori dettagli.
La TV 1001 SEM deve essere collegata ad una pompa prima-
ria (vedere schema in "Technical Information").

ISTRUZIONI PER L'USO
2 87-900-973-01
FISSAGGIO DELLA POMPA
! PERICOLO!
Se si verifica un danno al rotore, la connessione tra la pompa
ed il sistema potrebbe essere sottoposta ad una coppia signifi-
cativa. Se la connessione non è sufficiente per resistere alla
suddetta coppia, la pompa potrebbe staccarsi dal sistema o il
motore potrebbe staccarsi dall’involucro della pompa. In questo
caso frammenti di metallo potrebbero essere proiettati dalla
pompa o dal sistema, i quali potrebbero causare seri danni o la
morte e/o danni agli apparati adiacenti.
Fissare la TV 1001 SEM in posizione stabile montando la flan-
gia di ingresso della turbopompa alla controflangia di sistema,
con una connessione capace di resistere ad una coppia di
8900 Nm attorno al proprio asse.
Per esempio la flangia ISO-K può essere fissata con morsetti in
acciaio ad alta resistenza (tipo il modello Varian IC63250DCMZ).
La seguente tabella descrive, per ogni flangia, il numero di
morsetti IC63250DCMZ necessari e con quale coppia di ser-
raggio stringerli.
FLANGIA N. COPPIA DI SERRAGGIO
ISO 200 K 8 35 Nm
La turbopompa con flangia di ingresso ISO 200 F deve essere
fissata alla camera da vuoto per mezzo dell'apposita minuteria
meccanica Varian. Per ulteriori dettagli vedere l'appendice "Te-
chnical Information".
La TV 1001 SEM può essere installata in qualsiasi posizione.
NOTA
La TV 1001 SEM non può essere fissata tramite la sua base.
! ATTENZIONE!
La TV 1001 SEM appartiene alla seconda categoria di installa-
zione (o sovratensione) prevista dalla normativa EN 61010-1.
Connettere quindi il dispositivo ad una linea di alimentazione
che soddisfi tale categoria.
La TV 1001 SEM ha dei connettori per gli ingressi/uscite e per
la comunicazione seriale che devono essere connessi ai circui-
ti esterni in modo che nessuna parte sotto tensione sia acces-
sibile. Assicurarsi che l’isolamento del dispositivo connesso alla
TV 1001 SEM abbia un isolamento adeguato anche in condi-
zione di guasto singolo come previsto dalla normativa EN
61010-1.
Per l'installazione degli accessori opzionali, vedere "Technical
Information".
USO
In questo paragrafo sono riportate le principali procedure ope-
rative.
Prima di usare il sistema effettuare tutti i collegamenti elettrici e
pneumatici. Durante l'eventuale riscaldamento della camera da
vuoto, la temperatura sulla flangia di ingresso non deve essere
superiore a 120 °C.
! PERICOLO!
Non far funzionare mai la pompa se la flangia di ingresso non è
collegata alla camera a vuoto o non è chiusa con la flangia di
chiusura.
Non toccare la turbopompa e i suoi eventuali accessori durante
le operazioni di riscaldamento. L'elevata temperatura può cau-
sare lesioni alle persone.
! ATTENZIONE!
Evitare urti, oscillazioni o bruschi spostamenti della turbopom-
pa quando è in funzione. I cuscinetti potrebbero danneggiarsi.
Per la mandata all'aria della pompa utilizzare aria o gas inerte
esente da polvere o particelle. La pressione di ingresso attra-
verso l'apposita porta deve essere inferiore a 2 bar (oltre la
pressione atmosferica).
Per il pompaggio di gas aggressivi queste pompe sono dotate
di una apposita porta attraverso la quale è necessario fornire
alla pompa un flusso di gas inerte (Azoto o Argon) per proteg-
gere i cuscinetti (vedere l'appendice "Technical Information").
!PERICOLO!
Quando la pompa viene utilizzata per il pompaggio di gas tos-
sici, infiammabili o radioattivi, seguire le appropriate procedure
tipiche di ciascun gas.
Non usare la pompa in presenza di gas esplosivi.
Accensione ed Uso della TV 1001 SEM
Per accendere la TV 1001 SEM è sufficiente fornire la tensione
di alimentazione al controller (opzionale) il quale riconosce au-
tomaticamente la presenza dei segnali di interlock e di avvio ed
avvia la pompa.
La prima partenza della pompa avviene nel modo “Soft Start”
che, al termine del ciclo di avvio, si disabilita automaticamente,
per cui tutti i successivi avvii della pompa avvengono senza il
modo “Soft Start”. Per riavere una partenza con “Soft Start”
attivo occorre riabilitare il modo suddetto tramite software (ve-
dere il paragrafo “RS 232/485 COMMUNICATION DESCRIP-
TION” nell’appendice “Technical Information”).
Il LED verde posto sul pannello della base della TV 1001 SEM
indica, con la frequenza del suo lampeggio, le condizioni ope-
rative del sistema:
− acceso fisso: la pompa è in rotazione normale;
− lampeggiante lentamente (periodo di circa 400 ms): il si-
stema è in stato di rampa, o di frenata, o di Stop, o di “Wai-
ting for interlock”;
− lampeggiante velocemente (periodo di circa 200 ms): con-
dizione di errore.
Arresto della TV 1001 SEM
Per arrestare la TV 1001 SEM è sufficiente togliere la tensione
di alimentazione al controller il quale arresta immediatamente
la pompa.
Arresto di Emergenza
Per arrestare in condizioni di emergenza la TV 1001 SEM oc-
corre staccare il cavo di alimentazione dal controller.
MANUTENZIONE
La TV 1001 SEM non richiede alcuna manutenzione. Qualsiasi
intervento deve essere eseguito da personale autorizzato.
!PERICOLO!
Prima di effettuare qualsiasi intervento sul sistema scollegarlo
dall’alimentazione, mandare all'aria la pompa aprendo l'apposi-
ta valvola, attendere fino al completo arresto del rotore ed at-
tendere che la temperatura superficiale della pompa sia inferio-
re a 50°C.
In caso di guasto è possibile usufruire del servizio di riparazio-
ne Varian o del "Varian advanced exchange service", che per-
mette di ottenere un sistema rigenerato in sostituzione di quello
guasto.
NOTA
Prima di rispedire al costruttore un sistema per riparazioni o
advanced exchange service, è indispensabile compilare e far
pervenire al locale ufficio vendite la scheda "Sicurezza e Salu-
te" allegata al presente manuale di istruzioni. Copia della stes-
sa deve essere inserita nell'imballo del sistema prima della
spedizione.
Qualora un sistema dovesse essere rottamato, procedere alla
sua eliminazione nel rispetto delle normative nazionali specifi-
che.

GEBRAUCHSANLEITUNG
3 87-900-973-01
ALLGEMEINE INFORMATIONEN
Dieser Apparat ist für den fachmännischen Gebrauch bestimmt.
Vor dem Gebrauch hat der Benutzer dieses Handbuch sowie alle
weiteren mitgelieferten Zusatzdokumentationen genau zu lesen.
Bei auch teilweiser Nichtbeachtung der enthaltenen Anweisungen,
unsachgemäßem Gebrauch durch ungeschultes Personal, nicht
autorisierten Eingriffen und Mißachtung der nationalen einschlägi-
gen Normen übernimmt die Firma Varian keinerlei Haftung.
Bei den Pumpen der Serie TV 1001 SEM handelt es sich um
Turbomolekularpumpen für Hoch- und Ultrahochvakuuman-
wendungen. Sie eignen sich zur Förderung von jeder Art von
Gasen oder gashaltigen Gemischen, nicht jedoch zur Förde-
rung von Flüssigstoffen oder Festpartikel.
Die Pumpwirkung wird durch eine hochtourige Turbine (max.
38000 1/min) erreicht, die von einem Hochleistungs-
drehstrommotor angetrieben wird. Modell TV 1001 SEM enthält
keinerlei umweltschädliche Substanzen und eignet sich deshalb
auch für Anwendungen, die ein "sauberes" Vakuum erfordern.
Modell TV 1001 SEM verfügt des weiteren über Zusatzanschlüsse,
über die ein zusätzlicher Ventilator versorgt, das Entlüftungsventil
gesteuert oder die Vorrichtung von einem Host Computer über
eine serielle Leitung gesteuert werden kann (RS232, RS485).
In den folgenden Abschnitten sind alle erforderlichen Informati-
onen für die Sicherheit des Bedieners bei der Anwendung des
Geräts aufgeführt. Detaillierte technische Informationen sind im
Anhang "Technical Information" enthalten.
In dieser Gebrauchsanleitung werden Sicherheitshinweise
folgendermaßen hervorgehoben:
! GEFAHR!
Die Gefahrenhinweise lenken die Aufmerksamkeit des Bedie-
ners auf einen Vorgang oder eine bestimmte Ausführungswei-
se, die bei unkorrekter Ausführung schwere Verletzungen her-
vorrufen könnten.
! ACHTUNG!
Die Warnhinweise werden vor Vorgängen angegeben, die bei
Nichtbeachtung Schäden an der Anlage verursachen könnten.
HINWEIS
Die Hinweise enthalten wichtige Informationen, die aus dem
Text hervorgehoben werden.
LAGERUNG
Um ein Höchstmaß an Effizienz und Zuverlässigkeit der Varian
Turbomolekularpumpen zu gewährleisten, sind die folgenden
Anweisungen zu beachten:
• Während des Transports, der Handhabung und der Einla-
gerung der Pumpen dürfen die folgenden Grenzwerte nicht
überschritten werden:
• Temperatur: von –20 °C bis 70 °C
• Relative Feuchtigkeit: von 0 bis 95% (nicht kondensierend)
• Der Kunde hat die Turbomolekularpumpen nach dem Emp-
fang bei Erstinbetriebnahme stets im Modus Soft-Start in-
gangzusetzen.
• Die Lagerdauer für eine Turbomolekularpumpe beträgt 10
Monate ab dem Speditionsdatum.
! ACHTUNG!
Falls die Lagerdauer aus verschiedentlichen Gründen die ge-
nannte Frist überschreiten sollte, ist die Pumpe an das Werk
zurückzusenden. Für Informationen wenden Sie sich bitte an
den örtlichen Varian Vertreter.
VOR DER INSTALLATION
Modell TV 1001 SEM wird in einer speziellen Schutzverpa-
ckung geliefert. Eventuelle Transportschäden sind der zustän-
digen örtlichen Verkaufsstelle zu melden. Modell TV 1001 SEM
ist vorsichtig auszupacken, wobei es vor dem Herunterfallen
und vor Stößen und Vibrationen zu schützen ist.
Das Verpackungsmaterial ist vorschriftsgemäß zu entsorgen.
Es ist vollständig recyclebar und entspricht der Richtlinie
85/399/EWG für Umweltschutz.
! ACHTUNG!
Um Entgasungen zu vermeiden, dürfen die Teile, die mit dem
Vakuum in Berührung kommen, nicht mit den bloßen Händen
angefaßt werden. Es sind stets Schutzhandschuhe oder andere
Schutzmittel zu verwenden.
HINWEIS
Modell TV 1001 SEM kann durch die Umgebung an sich keine
Schäden erleiden. Es sollte jedoch bis zur Installation an der
Anlage geschlossen bleiben, um Verunreinigungen durch Staub
zu vermeiden.
INSTALLATION
! ACHTUNG!
Das Klebeband abziehen und den Schutzdeckel erst bei
Anschluß der Turbopumpe an das System abnehmen.
Die Pumpe darf nicht in Umgebungen, die ungeschützt vor
Wetter (Regen, Frost, Schnee), Staub und aggressiven Gasen
sind, sowie auch nicht in explosionsfähigen oder erhöht brand-
gefährdeten Umgebungen installiert und/oder benutzt werden.
Beim Betrieb müssen folgende Umgebungsbedingungen ein-
gehalten werden:
- Maximaler Druck: 2 bar über dem atmosphärischen Druck
- Temperatur: von +5°C bis +35°C (siehe Diagramm im An-
hang "Technical Information")
- Relative Luftfeuchtigkeit: 0 95% (nicht kondensierend).
Bei Vorhandensein von elektromagnetischen Feldern ist die
Pumpe entsprechend abzuschirmen. Für ausführliche Informa-
tionen siehe im Anhang "Technical Information". Modell TV
1001 SEM ist an eine Primärpumpe anzuschließen (siehe
Schema in "Technical Information").

GEBRAUCHSANLEITUNG
4 87-900-973-01
BEFESTIGUNG DER PUMPE
! GEFAHR!
Wenn ein Läuferschaden auftritt, könnte die Verbindung zwi-
schen der Pumpe und dem System mit einem erheblichen
Drehmoment belastet werden. Setzt die Verbindung diesem
Drehmoment keinen ausreichenden Widerstand entgegen,
besteht die Möglichkeit, dass sich die Pumpe vom System oder
der Motor vom Pumpengehäuse löst. In diesem Fall könnten
Metallsplitter von der Pumpe oder vom System geschleudert
werden, die schwere Schäden oder den Tod und/oder Schäden
an benachbarten Geräten zur Folge haben könnten.
TV 1001 SEM in einer stabilen Position befestigen. Den Ein-
trittsflansch der Turbopumpe am Gegenflansch des Systems
montieren. Diese Verbindung soll einem Drehmoment von
8.900 Nm um die eigene Achse standhalten.
Der ISO-K-Flansch kann zum Beispiel mit hochfesten Stahlklem-
men befestigt werden (Typ Modell Varian IC 63250 DCMZ).
Die nachstehende Tabelle gibt an, wie viele Klemmen IC 63250
DCMZ für jeden Flansch erforderlich sind und mit welchem
Anzugsmoment sie festzuziehen sind.
FLANSCH ANZ. ANZUGSMOMENT
ISO 200 K 8 35 Nm
Turbopumpen mit ISO 200 F Eingangsflansch sind mit dem
speziellen Varian Befestigungsmaterial an die Vakuum kam-
mer anzuschließen. Für ausführliche Informationen siehe im
Anhang "Technical Information".
Modell TV 1001 SEM kann in jeder beliebigen Position instal-
liert werden.
HINWEIS
Modell TV 1001 SEM kann nicht mittels seines Sockels befes-
tigt werden.
! ACHTUNG!
Der TV 1001 SEM gehört zur zweiten Installationsklasse (Ü-
berdruck) die von den Normen EN 61010-1 vorgesehen ist. Die
Vorrichtung muß daher an eine Speisungsleitung angeschlos-
sen werden, die dieser Kategorie entspricht.
Der TV 1001 SEM hat Verbinder für den Ein-und Ausgang und die
Schnittstellenkommunikation, die an die Außenkreise angeschlossen
werden müssen, sodaß kein Teil unter Spannung zugänglich ist .
Sicherstellen, daß die Isolierung der an den TV 1001 SEM ange-
schlossenen Vorrichtung auch bei einer Einzelstörung ausreichend
isoliert, wie es von der Richtlinie EN 61010-1 vorgesehen wird.
Für die Installation der Optionsteile siehe im Anhang "Technical
Information".
GEBRAUCH
In diesem Abschnitt werden die wichtigsten Betriebsvorgänge
erläutert. Vor Benutzung des Systems sind alle elektrischen
und pneumatischen Anschlüsse auszuführen. Während der
eventuellen Aufheizung der Vakuumkammer darf die Tempera-
tur am Eingangsflansch 120°C nicht überschreiten.
! GEFAHR!
Die Pumpe darf nicht in Betrieb genommen werden, wenn der
Eingangsflansch nicht an die Vakuumkammer angeschlossen
oder nicht mit dem Verschlußflansch verschlossen ist.
Während des Aufheizens dürfen weder die Pumpe noch even-
tuelle heiße Zubehörteile berührt werden. Es besteht Verbren-
nungsgefahr.
! ACHTUNG!
Während des Betriebs sind Stoß- und Vibrationseinwirkungen
sowie Ruckbewegungen an der Turbopumpe zu vermeiden, da
die Lager beschädigt werden könnten.
Für die Belüftung der Pumpe trockene staub und partikelfreie
Luft oder Inertgase verwenden. Der Eingangsdruck am Belüf-
tungsanschluß soll unter 2 bar (über dem atmosphärischen
Druck) betragen. Zum Pumpen von aggressiven Gasen sind die
Pumpen mit einer Öffnungsklappe ausgestattet, über die zum
Schutz der Lager Inertgas (Stickstoff oder Argon) zuzuleiten ist
(siehe Anhang "Technical Information").
!GEFAHR!
Wenn die Pumpe zur Förderung von giftigen, leicht entflamm-
baren oder radioaktiven Gasen benutzt wird, sind die für das
jeweilige Gas vorgeschriebenen Vorgänge und Maßnahmen zu
befolgen. Die Pumpe darf niemals bei Vorhandensein von exp-
losionsfähigen Gasen verwendet werden.
Einschaltung und Gebrauch von Modell TV
1001 SEM
Zur Einschaltung von Modell TV 1001 ist es mit der erforderli-
chen Versorgungsspannung zu versorgen. Der eingebaute
Controller erfaßt automatisch das Vorhandensein von Interlock-
und Anlaufsignalen und startet die Pumpe.
Die Erstinbetriebnahme der Pumpe erfolgt im Modus "Soft
Start", der sich nach dem Anlaufzyklus selbsttätig abschaltet.
Daher erfolgen alle nachfolgenden Pumpenanläufe ohne den
Modus "Soft Start". Um die Pumpe erneut im Modus "Soft Start"
zu starten, ist dieser Modus mittels der Software wieder frei-
zugeben (siehe Abschnitt "RS 232 COMMUNICATION
DESCRIPTION" im Anhang "Technical Information").
Die grüne LED LD1 an der Bodenplatte von Modell TV 1001
gibt mit der Häufigkeit ihres Blinkens die Betriebsbedingungen
des System an:
- Daueranzeige: Die Pumpe befindet sich im normalen Be-
trieb.
- Langsame Blinkanzeige (ca. 400 ms): das System befindet
sich entweder im Status Rampe, Abbremsung, Stopp oder
“Waiting for Interlock”.
- Schnelle Blinkanzeige (ca. 200 ms): Fehlerstatus.
Stoppen von Modell TV 1001 SEM
Zum Stoppen von Modell TV 1001 SEM ist die Versorgungs-
spannung abzuschalten. Der eingebaute Controller sorgt für
den sofortigen Pumpenstopp.
Not-Aus
Zur Stillsetzung von Mod. TV 1001 SEM in Notsituationen ist
vom Controller das Netzkabel abzuziehen.
WARTUNG
Modell TV 1001 SEM erfordert keine Wartung. Eventuelle Ein-
griffe dürfen nur von autorisiertem Fachpersonal ausgeführt
werden.
!GEFAHR!
Vor jedem Eingriff am System den Netzstecker ziehen, die
Pumpe über Öffnung des entsprechenden Ventils belüften und
abwarten, bis der Rotor vollkommen stillsteht und die Tempera-
tur am Pumpengehäuse unter 50°C abgesunken ist.
Bei Defekten kann der Varian Service oder der "Varian advan-
ced exchange service" in Anspruch genommen werden, der ein
generalüberholtes System als Ersatz für das defekte System
zur Verfügung stellt.
HINWEIS
Bevor Fa. Varian ein System zur Reparatur oder den Um-
tauschdienst eingesandt wird, ist das Formular "Sicherheit und
Gesundheit", das diesem Handbuch beiliegt, ausgefüllt an die
örtliche Verkaufsstelle zu senden. Eine Kopie ist der Verpa-
ckung des Systems vor dem Versand beizulegen.
Eine eventuelle Verschrottung hat unter Beachtung der ein-
schlägigen nationalen Vorschriften zu erfolgen.

MODE D’EMPLOI
5 87-900-973-01
INDICATIONS GENERALES
Cet appareillage a été conçu en vue d'une utilisation profes-
sionnelle. Avant toute utilisation de l'appareil, il est conseillé à
l'utilisateur de lire attentivement cette notice d'instructions ainsi
que toute autre indication supplémentaire fournie par Varian qui
décline par conséquent toute responsabilité en cas de non
respect total ou partiel des instructions données, d'utilisation
impropre par un personnel non formé, d'opérations non autori-
sées ou d'emploi contraire aux réglementations nationales
spécifiques.
Les pompes de la série TV 1001 SEM sont des pompes turbo-
moléculaires conçues pour des applications de vide poussé et
ultrapoussé, et elles sont appropriées pour le pompage de
n'importe quel type de gaz ou de composé gazeux. Elles ne
sont pas indiquées pour le pompage de liquides ou de particu-
les solides.
L'effet de pompage est obtenu grâce à une turbine tournant à
vitesse élevée (38000 tr/min maxi), mue par un moteur électri-
que triphasé à haut rendement. Le TV 1001 SEM est totale-
ment exempt d'agents polluants et il est par conséquent indiqué
pour toutes les applications exigeant un vide "propre". Le TV
1001 SEM est en outre doté de connecteurs auxiliaires permet-
tant d'alimenter un ventilateur supplémentaire, de commander
la soupape de ventilation, de le piloter à distance à l'aide d'un
ordinateur host connecté par ligne sérielle.Les paragraphes
suivants fournissent toutes les indications nécessaires à garan-
tir la sécurité de l'opérateur pendant l'utilisation de l'appareil-
lage. Des renseignements plus détaillés se trouvent dans l'ap-
pendice "Technical Information".
Cette notice utilise les signes conventionnels suivants:
! DANGER!
Les messages de danger attirent l'attention de l'opérateur sur
une procédure ou une manoeuvre spéciale qui, effectuée de
façon impropre, risque de provoquer de graves lésions
! ATTENTION!
Les messages d'attention apparaissent avant certaines procé-
dures dont le non respect pourrait endommager sérieusement
l'appareillage.
NOTE
Les notes contiennent des renseignements importants, extrapo-
lés du texte.
STOCKAGE
Pour garantir les performances et la fiabilité maximales des
pompes turbomoléculaires Varian, il est indispensable de res-
pecter les instructions suivantes :
• Le transport, la manutention et le stockage des pompes,
doivent impérativement avoir lieu dans les conditions am-
biantes suivantes:
• température : de –20 °C à +70 °C
• humidité relative : de 0 à 95% (non condensante)
• A la première utilisation, les pompes turbomoléculaires
doivent toujours être mises en marche en mode soft-Start.
• Le temps de stockage d'une pompe turbomoléculaire est
de 10 mois à compter de la date d'expédition.
! ATTENTION!
En cas de dépassement du temps de stockage, la pompe doit
être retournée en usine. Pour tout renseignement, contacter le
représentant Varian de zone.
PREPARATION POUR L'INSTALLATION
Le TV 1001 SEM est livré dans un emballage de protection
spécial; en cas d'endommagement de l'emballage pouvant
s'être produit pendant le transport, contacter le bureau de vente
local.
Pendant l'opération d'ouverture de l'emballage, veiller tout par-
ticulièrement à ne pas laisser tomber le TV 1001 SEM et à ne
lui faire subir aucun choc et aucune vibration.
Ne pas abandonner l'emballage dans la nature. Le matériel est
entièrement recyclable et conforme à la directive CEE 85/399
en matière de protection de l'environnement.
! ATTENTION!
Afin d'éviter tout problème de dégazage, ne pas toucher, à
mains nues, les éléments devant être exposés au vide. Mettre
toujours des gants ou toute autre protection appropriée.
NOTE
Le TV 1001 ne peut s'endommager en restant simplement ex-
posé à l'atmosphère. Toutefois, afin d'éviter toute pollution due
à la poussière, il est conseillé de le garder dans son emballage
clos jusqu'au moment de l'installation.
INSTALLATION
! ATTENTION!
Ne décoller l'adhésif et ne retirer le couvercle de protection
qu'au moment de brancher la turbopompe au système.
Ne pas installer et/ou utiliser la pompe dans des milieux expo-
sés aux agents atmosphériques (pluie, gel, neige), à la pous-
sière, aux gaz agressifs ainsi que dans des milieux explosifs ou
à fort risque d'incendie.
Pendant le fonctionnement, il est nécessaire de respecter les
conditions environnementales suivantes:
- pression maxi: 2 bar au-delà de la pression atmosphérique
- température: de +5°C° à +35°C (Cf. graphique dans "Tech-
nical Information")
- humidité relative: 0 - 95% (non condensante)
En présence de champs magnétiques, la pompe doit être pro-
tégée à l'aide d'écrans appropriés. Pour tout autre renseigne-
ment, se reporter à l'opuscule "Technical Information". Le TV
1001 SEM doit être connecté à une pompe primaire (Cf. sché-
ma dans "Technical Information").

MODE D’EMPLOI
6 87-900-973-01
FIXATION DE LA POMPE
! DANGER!
En cas d'endommagement du rotor, la connexion pompe - sys-
tème pourrait être soumise à un couple très important. Si la
connexion n'est pas en mesure de résister au dit couple, la
pompe peut se détacher du système ou le moteur de l'enve-
loppe de la pompe. Dans ce cas, des morceaux de métal peu-
vent être expulsés par la pompe ou le système et entraîner des
blessures graves voire la mort et/ou endommager sérieuse-
ment les équipements environnants.
Fixer le TV 1001 SEM de façon stable en assurant la collerette
d'entrée de la turbopompe à la contre-collerette du système au
moyen d'une connexion en mesure de résister à un couple de
8900 Nm autour de son axe.
La bride d'entrée ISO-K peut être fixée à l'aide d'étaux en acier
haute résistance (comme le modèle Varian IC 63250 DCMSZ).
Le tableau suivant indique, pour chaque collerette, le nombre
de pinces IC63250 DCMZ nécessaires et le couple de serrage
à appliquer.
BRIDE N. COUPLE DE SERRAGE
ISO 200 K 8 35 Nm
La turbopompe à bride d'entrée ISO 200 F doit être fixée à la
chambre à vide à l'aide des éléments mécaniques Varian pré-
vus à cet effet. Pour tout autre détail, se reporter à l'appendice
"Technical Information".
Le TV 1001 SEM peut être installée dans n'importe quelle posi-
tion.
NOTE
Le TV 1001 SEM ne peut être fixé par sa base.
! ATTENTION!
Le TV 1001 SEM appartient à la deuxième catégorie d'installa-
tions (ou surtension) prévue par la norme EN 61010-1. De ce
fait, brancher le dispositif à une ligne d'alimentation compatible
avec cette catégorie.
Le TV 1001 SEM dispose de connecteurs pour les en-
trées/sorties et pour la communication en série qui doivent être
branchés aux circuits extérieurs de façon qu'aucune partie sous
tension ne soit accessible.
S'assurer que l'isolation du dispositif branché au TV 1001 SEM
a une isolation appropriée même en condition de panne indivi-
duelle selon les termes de la norme EN 61010-1.
Pour l'installation des accessoires en option, se reporter à
"Technical Information".
UTILIZATION
Ce paragraphe présente les principales procédures opération-
nelles.
Avant d'utiliser le système, effectuer tous les branchements
électriques et pneumatiques. Pendant le chauffage éventuel de
la chambre à vide, la température de la bride d'entrée ne doit
pas dépasser 120°C.
! DANGER!
Ne jamais faire fonctionner la pompe si la bride d'entrée n'est
pas reliée à la chambre à vide ou si elle n'est pas fermée avec
la bride de fermeture.
Eviter de toucher la turbopompe ainsi que ses accessoires
éventuels pendant les opérations de chauffage. La température
élevée peut être à l'origine de lésions graves.
! ATTENTION!
Lorsque la turbopompe fonctionne, éviter tout choc, oscillation ou
déplacement brusque car les paliers pourraient se détériorer.
Pour le refoulement de l'air de la pompe, utiliser de l'air ou du
gaz inerte exempt de poussière ou de particules. La pression
d'entrée à travers la porte prévue à cet effet doit être inférieure
à 2 bar (au-delà de la pression atmosphérique).
Pour le pompage de gaz agressifs, ces pompes sont dotées
d'une porte spéciale à travers laquelle il est nécessaire de four-
nir à la pompe un flux de gaz inerte (azote ou argon) pour pro-
téger les paliers (voir l'appendice "Technical Information").
!DANGER!
Lorsque la pompe est utilisée pour le pompage de gaz toxi-
ques, inflammables ou radioactifs, suivre les procédures typi-
ques de chaque gaz.
Ne pas utiliser la pompe en présence de gaz explosifs.
Mise en marche et utilisation du TV 1001 SEM
Pour allumer le TV 1001 SEM il suffit de fournir la tension
d'alimentation. Le contrôleur incorporé reconnaît automatique-
ment la présence de signaux d'interlock et de démarrage et il
actionne la pompe.
La première mise en marche de la pompe se fait en mode "Soft
Start". Au terme du cycle de démarrage, ce mode se désactive
automatiquement et les mises en marche suivantes se font
sans le passage "Soft Start". Pour obtenir à nouveau une mise
en marche "Soft Start", il faut réactiver ce mode opératoire à
l'aide du logiciel (Cf. paragraphe "RS232 COMMUNICATION
DESCRIPTION" dans l'appendice "Technical Information").
La LED verte LD1 placée sur le panneau de la base du TV
1001 SEM indique, par sa fréquence de clignotement, les
conditions opérationnelles du système:
- allumée fixe: la pompe est en rotation normale;
- clignote lentement (période d'environ 400 ms): le système est
en état de rampe, de freinage, de stop ou d’attente interlock.
- clignote rapidement (pédiode d'environ 200 ms): condition
d'erreur.
Arrêt du TV 1001 SEM
Pour arrêter le TV 1001 SEM, il suffit de retirer la tension d'alimen-
tation. Le contrôleur incorporé arrête immédiatement la pompe.
Arrêt d'urgence
Pour arrêter le TV 1001 SEM en conditions d'urgence, il faut
débrancher le cordon d'alimentation du contrôleur.
ENTRETIEN
Le TV 1001 SEM n'exige aucun entretien particulier. Toute
intervention doit être effectuée par un personnel agréé.
!DANGER!
Avant toute intervention sur le système, le débrancher, refouler
l'air de la pompe en ouvrant la soupape prévue à cet effet,
attendre jusqu'à l'arrêt complet du rotor et jusqu'à ce que la
température superficielle de la pompe soit inférieure à 50°C.
En cas de panne, il est possible de bénéficier du service répa-
rations Varian ou du "Varian advanced exchange service" qui
permet d'obtenir un système régénéré en remplacement du
système endommagé.
NOTE
Avant de renvoyer une pompe au constructeur pour réparation
ou "advanced exchange service", remplir et faire parvenir au
bureau Varian de votre région la fiche "Sécurité et Santé" jointe
au présent manuel d'instructions. Une copie de cette fiche de-
vra être mise dans l'emballage de la pompe avant l'expédition.
En cas de mise au rebut de la pompe, procéder à son élimina-
tion conformément aux réglementations nationales concernant
la gestion des déchets.

INSTRUCCIONES DE USO
7 87-900-973-01
INFORMACIÓN GENERAL
Este equipo es para uso profesional. El usuario ha de leer
atentamente el presente manual de instrucciones y cualquier
otra información suplementaria facilitada por Varian antes de
usar el aparato. Varian se considera libre de posibles
responsabilidades debidas al incumplimiento total o parcial de
las instrucciones, al uso impropio por parte de personal no
preparado, a operaciones no autorizadas o a un uso contrario a
las normas nacionales específicas.
Las bombas de la serie Turbo-V2000HT son bombas
turbomoleculares para aplicaciones de vacío alto y ultra alto y
pueden bombear cualquier tipo de gas o de compuesto gaseoso.
No son apropiadas para bombear líquidos o partículas sólidas.
El efecto de bombeo se obtiene mediante una turbina rotativa
de alta velocidad (38000 r.p.m. máx.) movida por un motor
eléctrico trifásico de alto rendimiento. El TV 1001 SEM no
posee ningún agente contaminante y por lo tanto es adecuado
para aplicaciones que requieren un vacío’ “limpio”.
Asimismo, el TV 1001 SEM posee conectores auxiliares con
los que se puede alimentar un ventilador adicional, accionar la
válvula de ventilación, pilotarla a distancia con un ordenador
host conectado mediante línea serial (RS 232/RS 485).
A continuación se facilita toda la información necesaria para
garantizar la seguridad del operador al usar el aparato. En el
anexo “Technical Information” se facilita información más
detallada.
Este manual utiliza las convenciones siguientes:
! ¡PELIGRO!
Los mensajes de peligro atraen la atención del operador sobre
un procedimiento o una ejecución específica que, de no
realizarse correctamente, podría provocar graves lesiones
personales.
! ¡ATENCIÓN!
Los mensajes de atención se visualizan antes de los
procedimientos que, de no cumplirse, podrían provocar daños
al aparato.
NOTA
Las notas contienen información importante extraída del texto.
ALMACENAMIENTO
Para garantizar el nivel máximo de funcionalidad y fiabilidad de
las bombas turbomoleculares Varian, deberán aplicarse las
siguientes instrucciones:
• durante el transporte, desplazamiento y almacenamiento
de las bombas no deberán superarse las siguientes
condiciones ambientales:
• temperatura: entre –20 °C y 70 °C;
• humedad relativa: entre 0 y 95 % (no condensante);
• el cliente deberá activar siempre las bombas
turbomoleculares en modalidad Soft-Start al recibirlas y
ponerlas en funcionamiento por primera vez;
• el período máximo de almacenamiento de una bomba
turbomolecular es de diez meses a contar de la fecha de
envío al cliente.
! ¡ATENCIÓN!
En caso de superarse por cualquier motivo el período máximo
permitido de almacenamiento, será necesario devolver la
bomba al fabricante. Para mayores informaciones al respecto,
se ruega contactar con el representante local de Varian.
PREPARACIÓN PARA LA INSTALACIÓN
El TV 1001 SEM se suministra en un embalaje especial de
protección; si se observan daños, que podrían haberse
producido durante el transporte, ponerse en contacto con la
oficina local de ventas.
Durante la operación de desembalaje, tener cuidado de que no
se caiga el TV 1001 SEM y de no someterlo a golpes o
vibraciones.
No abandonar el embalaje en el medio ambiente. El material es
completamente reciclable y cumple con la directiva CEE 85/399
para la preservación del medio ambiente.
! ¡ATENCIÓN!
Para evitar problemas de desgasificación, no tocar con las
manos desnudas los componentes destinados a exponerse al
vacío. Utilizar siempre guantes u otra protección adecuada.
NOTA
El TV 1001 SEM no puede dañarse permaneciendo
simplemente expuesto a la atmósfera. De todas formas, se
aconseja mantener cerrada la bomba hasta que se instale en el
sistema para evitar su posible contaminación por polvo.
INSTALACIÓN
! ¡ATENCIÓN!
Despegar el adhesivo y quitar el tapón de protección sólo al
conectar la bomba al sistema.
No instalar ni/o utilizar la bomba en lugares expuestos a
agentes atmosféricos (lluvia, hielo y nieve), polvo y gases
agresivos, en lugares explosivos o con alto riesgo de incendio.
Durante el funcionamiento es necesario que se respeten las
condiciones ambientales siguientes:
- presión máxima: 2 bares por encima de la presión
atmosférica
- temperatura: de +5ºC a +35ºC (véase gráfico en el anexo
“Technical Information”)
- humedad relativa: 0-95% (no condensadora).
Cuando existan campos electromagnéticos, la bomba ha de
protegerse mediante pantallas oportunas. Véase el anexo
“Technical Information” para más detalles.
El TV 1001 SEM ha de conectarse a una bomba primaria
(véase diagrama en “Technical Information”).

INSTRUCCIONES DE USO
8 87-900-973-01
FIJACIÓN DE LA BOMBA
! ¡PELIGRO!
En caso de dañarse el rotor, la conexión entre la bomba y el
sistema puede ser sometida a un par de fuerza excesivo. En estas
circunstancias, la conexión podría no resistir a dicho par de fuerza
y, como consecuencia, la bomba podría separarse del sistema o el
motor podría separarse respecto del contenedor de la bomba. En
este caso fragmentos de metal pueden ser proyectados por la
bomba o por el sistema, con consiguiente grave riesgo de lesiones
o muerte y/o daños a los aparatos adyacentes.
Fijar el TV 1001 SEM en posición estable, montando la brida
de entrada de la turbo-bomba en la contrabrida del sistema,
con conexión capaz de resistir a un par de 8900 Nm en torno a
su propio eje.
A modo de ejemplo, la brida ISO-K puede fijarse con mordazas
de acero de alta resistencia (como el modelo Varian IC 63250
DCMZ).
En la siguiente tabla se indican, respecto de cada brida, la
cantidad de mordazas IC 63250 DCMZ necesarias y el par de
apriete con el cual fijarlas.
BRIDA N. PAR DE APRIETE
ISO 200 K 8 35 Nm
La turbobomba con brida de entrada ISO 200 F ha de fijarse a
la cámara de vacío mediante los accesorios mecánicos
específicos Varian. Para más detalles véase el anexo
“Technical Information”.
El TV 1001 SEM puede instalarse en cualquier posición.
NOTA
El TV 1001 SEM no puede fijarse utilizando su base.
! ¡ATENCIÓN!
El TV 1001 SEM pertenece a la segunda categoría de
instalación (o sobretensión) prevista por la normativa EN
61010-1. Por lo tanto este dispositivo debe ser conectado a
una línea de alimentación adecuada para dicha categoría.
El TV 1001 SEM tiene conectores para las entradas/salidas y
para la comunicación serial que deben ser conectados a los
circuitos externos de manera que ninguna parte bajo tensión
quede accesible. Controlar que el aislamiento del dispositivo
conectado al TV 1001 SEM mantenga una acción aisladora
incluso en caso de verificarse una avería, de conformidad con
lo establecido por la normativa EN 61010-1.
Para instalar los accesorios opcionales, véase “Technical
Information”.
USO
En este apartado se citan los procedimientos operativos
principales. Antes de usar el sistema realizar todas las
conexiones eléctricas y neumáticas. Durante el posible
calentamiento de la cámara de vacío, la temperatura de la
brida de entrada no ha de ser superior a 120ºC.
! ¡PELIGRO!
No hacer funcionar nunca la bomba si la brida de entrada no
está conectada al sistema o no está cerrada con la brida de
cierre.
No tocar la turbobomba y sus posibles accesorios durante las
operaciones de calentamiento. La alta temperatura puede
provocar lesiones a las personas.
! ¡ATENCIÓN!
Evítense golpes, oscilaciones o bruscos desplazamientos de la
turbobomba durante su funcionamiento. Los cojinetes podrían
dañarse.
Para el envío de aire de la bomba utilizar aire o gas inerte sin
polvo o partículas. La presión de entrada a través de la puerta
deberá ser inferior a 2 bar (por encima de la presión
atmosférica). Para bombear gases agresivos estas bombas
están dotadas de una puerta específica mediante la cual es
necesario suministrar a la bomba un caudal de gas inerte
(Nitrógeno o Argón) para proteger los rodamientos (véase el
anexo “Technical Information”).
!¡PELIGRO!
Cuando la bomba se utiliza para bombear gases tóxicos,
inflamables o radioactivos, seguir los procedimientos
apropiados típicos de cada gas.No usar la bomba cuando haya
gases explosivos.
Encendido y Uso del TV 1001 SEM
Para encender el TV 1001 SEM basta con suministrar la
tensión de alimentación. El controlador incorporado reconoce
automáticamente la presencia de las señales de interbloqueo y
de arranque y activa la bomba.
La primera salida de la bomba se realiza en el modo “Soft
Start” que, al final del ciclo de puesta en marcha, se deshabilita
automáticamente, por lo tanto cuando la bomba se ponga en
marcha posteriormente se hará sin “Soft Start”. Para volver a
utilizar una puesta en marcha “Soft Start” activa es necesario
rehabilitar la forma anteriormente indicada mediante software
(véase el apartado “RS 232 COMMUNICATION
DESCRIPTION” en el anexo “Technical Information”).
El LED verde LD1 situado en el panel de la base del TV 1001
indica, con la frecuencia de su parpadeo, las condiciones
operativas del sistema:
- encendido fijo: la bomba está en rotación normal;
- parpadea lentamente (periodo de 400 ms
aproximadamente): el sistema está en estado de rampa, o
de frenado, o de stop, o de “waiting for iterlock” ;
- parpadea rápidamente (periodo de 200 ms
aproximadamente): condición de error.
Parada del TV 1001 SEM
Para parar el TV 1001 SEM nte con desenchufarlo de la
corriente. El controler incorporado detiene inmediatamente la
bomba.
Parada de Emergencia
Para detener en condiciones de emergencia el TV 1001 SEM es
necesario desconectar del controlador el cable de alimentación.
MANTENIMIENTO
El TV 1001 SEM no necesita ningún mantenimiento. Cualquier
operación deberá ser realizada por personal autorizado.
!¡PELIGRO!
Antes de realizar cualquier operación en el sistema
desconectarlo de la corriente, enviar aire de la bomba abriendo
la válvula oportuna, esperar hasta que el rotor se pare
completamente y esperar a que la temperatura superficial de la
bomba sea inferior a 50ºC.
En caso de avería se podrá utilizar el servicio de reparación
Varian o el “Varian advanced exchange service”, que permite
obtener un sistema regenerado para sustituir el averiado.
NOTA
Antes de enviar al fabricante un sistema para su reparación o
“advanced exchange service”, es imprescindible cumplimentar
y remitir a la oficina local de ventas la ficha de “Seguridad y
Salud” adjunta al presente manual de instrucciones. Una copia
de la misma se deberá introducir en el embalaje del sistema
antes de enviarlo.
En caso de que el sistema se tenga que desguazar, eliminarlo
respetando las normas nacionales específicas.

INSTRUÇÕES DE USO
9 87-900-973-01
INFORMAÇÕES GERAIS
Esta aparelhagem destina-se a uso profissional. O utilizador
deve ler atentamente o presente manual de instruções e todas
as informações adicionais fornecidas pela Varian antes de
utilizar a aparelhagem. A Varian não se responsabiliza pela
inobservância total ou parcial das instruções, pelo uso indevido
por parte de pessoas não treinadas, por operações não
autorizadas ou pelo uso contrário às normas nacionais
específicas.
As bombas da série Turbo-V2000HT são bombas
turbomoleculares para aplicações de alto e ultra-alto vácuo, e
são capazes de bombear qualquer tipo de gás ou de composto
gasoso. Não são adequadas para bombear líquidos ou
partículas sólidas.
O efeito da bomba é obtido através de uma turbina rotativa de
alta velocidade (38000 r.p.m. máx.) movida por um motor
eléctrico trifásico de alto rendimento. O TV 1001 SEM é
totalmente isentos de agentes contaminadores e, portanto, é
adequado para aplicações que requerem um vácuo "limpo".
Além disso, o TV 1001 SEM tem conectores auxiliares através
dos quais é possível alimentar um ventilador adicional,
comandar a válvula de vent, accioná-lo por um controlo remoto
através de um computer host conectado por meio de linhas
seriais (RS 232/RS 485). Nos seguintes parágrafos estão
descritas todas as informações necessárias para garantir a
segurança do operador durante o uso da aparelhagem.
Informações detalhadas são fornecidas no apêndice "Technical
Information".
Este manual utiliza as seguintes convenções:
! PERIGO!
As mensagens de perigo chamam a atenção do operador para
um procedimento ou uma prática específica que, se não
efectuada correctamente, pode provocar graves lesões pessoais.
! ATENÇÃO!
As mensagens de atenção são visualizadas antes de
procedimentos que, se não efectuados correctamente, podem
causar danos à aparelhagem.
NOTA
As notas contêm informações importantes destacadas do texto.
ARMAZENAGEM
Para garantir o nível Máximo de funcionalidade e fiabilidade
das bombas Turbomoleculares Varian, devem ser observadas
as seguintes prescrições:
• durante o transporte, o deslocamento e a armazenagem
das bombas as condições ambientais devem ser as
seguintes:
• temperatura: de –20 °C a 70 °C
• umidade relativa: de 0 a 95% (não condensante)
• ao acionar as bombas turbomoleculares pela primeira vez,
o cliente deve ativá-las sempre em modalidade Soft-Start
• o tempo máximo de armazenagem de uma bomba
turbomolecular é de 10 meses a contar da data da
expedição.
! ATENÇÃO!
Se, por uma razão qualquer, o período de armazenagem for
superior, será necessário enviar outra vez a bomba para o
fabricante. Para mais informações, contatar o representante
local da Varian.
PREPARAÇÃO PARA A INSTALAÇÃO
O TV 1001 SEM é fornecido numa embalagem protectora
especial; se esta apresentar sinais de danos, que poderiam ter
ocorrido durante o transporte, entrar em contacto com o
escritório de vendas local. Durante a remoção da embalagem,
tomar muito cuidado para não deixar cair o controller e para
não submetê-lo a choques ou vibrações.
Não depositar a embalagem no meio ambiente. O material é
completamente reciclável e em conformidade com a norma
CEE 85/399 para a protecção do meio ambiente.
! ATENÇÃO!
Para evitar problemas de perdas de gás, não tocar com as
mãos os componentes destinados à exposição do vácuo.
Utilizar sempre luvas ou outra protecção adequada.
NOTA
O TV 1001 SEM não pode ser danificado permanecendo
simplesmente exposto à atmosfera. Aconselha-se, no entanto,
manter a bomba fechada até o momento da instalação no
sistema para evitar eventuais acumulações de pó.
INSTALAÇÃO
! ATENÇÃO!
Remover a etiqueta autocolante e retirar a tampa de protecção
somente no momento de ligar a turbobomba ao sistema.
Não instalar e/ou usar a bomba em ambientes expostos a
agentes atmosféricos (chuva, gelo, neve), poeiras, gases
agressivos, em ambientes com possibilidade de explosão ou
com elevado risco de incêndio.
Durante o funcionamento é necessário que sejam respeitadas
as seguintes condições ambientais:
- pressão máxima: 2 bar além da pressão atmosférica
- temperatura: de + 5ºC a + 35ºC (consultar a planilha no
apêndice “Technical Information”)
- humidade relativa: 0 - 95% (não condensante).
Na presença de campos electromagnéticos, a bomba deve ser
protegida através de blindagens adequadas. Para ulteriores
detalhes, consultar o apêndice "Technical Information".
O TV 1001 SEM deve ser ligado a uma bomba primária
(consultar esquema em "Technical Information").

INSTRUÇÕES DE USO
10 87-900-973-01
FIXAÇÃO DA BOMBA
! PERIGO!
Em caso de dano no rotor, a ligação entre a bomba e o sistema
corre o risco de sofrer um torque muito grande. Se a ligação
não resistir de maneira suficiente ao referido torque, a bomba
pode soltar-se do sistema ou o motor pode soltar-se do
invólucro da bomba. Nesse caso, fragmentos de metal podem
ser projectados da bomba ou do sistema, que podem provocar
lesões graves ou a morte e/ou danificar os equipamentos
adjacentes.
Colocar o TV 1001 SEM em posição estável, fixando o flange
de entrada da turbobomba ao contra-flange do sistema, com
uma ligação que resista a um torque de 8900 Nm à volta do
seu eixo.
Por exemplo, o flange ISO-K pode ser fixado com bornes de
aço de alta resistência (como o modelo Varian IC 63250
DCMZ).
A tabela a seguir contém, por cada flange, o número de bornes
IC 63250 DCMZ necessários e o respectivo torque de aperto.
FLANGE N TORQUE DE APERTO
ISO 200 K 8 35 Nm
A turbobomba com flange de entrada ISO 200 F deve ser
fixada na câmara de vácuo através de parafusos específicos
da mecânica Varian. Para ulteriores detalhes, consultar o
apêndice "Technical Information".
O TV 1001 SEM pode ser instalado em qualquer posição.
NOTA
O TV 1001 não pode ser fixado através da sua base.
! ATENÇÃO!
O TV 1001 SEM pertence à segunda categoria de instalação
(ou sobretensão) prevista pela norma NE 61010-1. Portanto,
ligue o dispositivo a uma linha de alimentação apropriada para
esta categoria.
O TV 1001 SEM tem dois conectores para as entradas/saídas
e para a comunicação de série que devem ser ligados aos
circuitos externos de modo a não permitir o acesso às partes
sob tensão. Assegure-se de que o isolamento do dispositivo
ligado ao TV 1001 SEM esteja isolado correctamente mesmo
em caso de avaria, conforme previsto pela norma NE 61010-1.
Para a instalação dos acessórios opcionais, consultar
"Technical Information".
UTILIZAÇÃO
Neste parágrafo são descritos os principais procedimentos
operacionais. Antes de usar o sistema, efectuar todas as
ligações eléctricas e pneumáticas. Durante o eventual
aquecimento da câmara a vácuo, a temperatura no flange de
entrada não deve ser superior a 120 ºC.
! PERIGO!
Nunca activar a bomba se o flange de entrada não estiver
ligado à câmara de vácuo ou não estiver fechado com o flange
de fecho.
Não tocar a turbobomba e os seus eventuais acessórios
durante as operações de aquecimento. A elevada temperatura
pode causar lesões às pessoas.
! ATENÇÃO!
Evitar colisões, oscilações ou deslocamentos bruscos da
turbobomba quando está a funcionar. Os rolamentos poderiam
sofrer danos.
Para a saída de ar da bomba utilizar ar ou gás inerte sem
poeiras ou partículas. A pressão de entrada através da porta
específica deve ser inferior a 2 bar (acima da pressão
atmosférica).
Para bombear gases agressivos, estas bombas estão
equipadas com uma porta específica através da qual é
necessário fornecer à bomba um fluxo de gás inerte (Azoto ou
Argon) para proteger os rolamentos (consultar o apêndice
"Technical Information”).
!PERIGO!
Quando a bomba é utilizada para bombear gases tóxicos,
inflamáveis ou radioactivos, seguir os procedimentos
adequados típicos para cada gás. Não usar a bomba na
presença de gases explosivos.
Acendimento e Utilização do TV 1001 SEM
Para ligar o TV 1001 SEM é suficiente fornecer a tensão de
alimentação. O controller incorporado reconhece
automaticamente os sinais de interlock e de activação, e
acciona a bomba.
O primeiro accionamento da bomba faz-se em “Soft Star” que,
no fim do ciclo de arranque, se desactiva automaticamente,
portanto, todos os sucessivos arranques da bomba não serão
em “Soft Start”. Para poder arrancar a bomba em “Soft Start”,
será preciso reactivar o modo acima referido utilizando o
software (consultar o parágrafo “RS 232 COMMUNICATION
DESCRIPTION” no apêndice “Technical Information”).
A luz piloto verde LD1, posicionada no painel da base do TV
1001 SEM, indica, através da frequência de intermitência, as
condições operacionais do sistema:
- acesa fixa: a bomba funciona normalmente;
- intermitência lenta (período de aprox. 400 ms): o sistema
está em estado de aceleração, ou de paragem, ou de Stop,
ou de “waiting for interlock”.
- intermitência rápida (período de aprox. 200 ms): condição
de erro.
Paragem do TV 1001 SEM
Para parar o TV 1001 SEM é suficiente desligar a tensão de
alimentação. O controller incorporado para imediatamente a
bomba.
Paragem de Emergência
Para parar o TV 1001 SEM em condições de emergência é
necessário desligar, do controller, o cabo de alimentação.
MANUTENÇÃO
O TV 1001 SEM não requer qualquer manutenção. Todas as
operações devem ser efectuadas por pessoal autorizado.
!PERIGO!
Antes de executar qualquer operação no sistema, desligá-lo da
alimentação, introduzir ar na bomba abrindo a válvula
específica, aguardar até a completa paragem do rotor e até
que a temperatura superficial da bomba seja inferior a 50 ºC.
Em caso de defeito é possível usufruir do serviço de
assistência Varian ou do "Varian advanced exchange service",
que permite obter um sistema regenerado que substitua a
bomba com defeito.
NOTA
Antes de reenviar ao fabricante um sistema para as reparações
ou o “advanced exchange service”, é indispensável preencher
e enviar ao escritório de vendas local a ficha "Segurança e
Saúde" anexa ao presente manual de instruções. A cópia da
mesma deve ser colocada na embalagem do sistema antes da
expedição.
Caso uma bomba deva ser destruída, proceder à sua
eliminação respeitando as normas nacionais específicas.

GEBRUIKSAANWIJZINGEN
11 87-900-973-01
ALGEMENE INFORMATIE
Deze apparatuur is bestemd voor beroepsmatig gebruik. De
gebruiker wordt verzocht aandachtig deze handleiding en alle overige
door Varian verstrekte informatie door te lezen alvorens het apparaat
in gebruik te nemen. Varian acht zich niet aansprakelijk voor de
gevolgen van het niet of gedeeltelijk in acht nemen van de
aanwijzingen, onoordeelkundig gebruik door niet hiervoor opgeleid
personeel, reparaties waarvoor geen toestemming is verkregen of
gebruik in strijd met de specifieke nationale wetgeving.
De pompen van de serie TV 1001 SEM zijn turbomoleculaire
pompen voor hoge en ultrahoge vacuümtoepassingen, die in
staat zijn om elk type gas of gasverbinding te pompen. Ze zijn niet
geschikt voor het pompen van vloeistoffen of vaste deeltjes. Het
pompeffect wordt verkregen door een zeer snel draaiende turbine
(max. 38000 toeren/min.) die aangedreven wordt door een
elektrische draaistroommotor met hoog rendement. De TV 1001
SEM is volledig vrij van verontreinigingen en is dus ook geschikt
voor toepassingen die een "schoon" vacuüm verlangen.
De TV 1001 SEM is bovendien van hulpconnectors voorzien
waarmee een extra ventilator kan worden gevoed, de
luchtuitlaatkleppen kunnen worden aangestuurd, en waarmee het
systeem d.m.v. een serieel aangesloten host computer op afstand
kan worden bediend (RS 232/RS 485).
In de volgende paragrafen is alle informatie vermeld om de
veiligheid van de operator tijdens het gebruik van de apparatuur
te verzekeren. Gedetailleerde informatie is te vinden in de bijlage
"Technical information
Deze handleiding maakt van de volgende symbolen gebru-
ik:
! GEVAAR!
Bij dit symbool staat tekst die de aandacht van de operator
vestigt op een speciale procedure of methode die, indien niet
correct uitgevoerd, ernstig lichamelijk letsel kan veroorzaken.
! ATTENTIE!
Bij dit symbool staat tekst met procedures die, indien niet
opgevolgd, schade aan apparatuur kunnen veroorzaken.
OPMERKING
De opmerkingen bevatten belangrijke informatie die uit de tekst
is gelicht.
OPSLAG
Om een zo goed mogelijke werking en betrouwbaarheid van de
Turbomoleculaire pompen van Varian te garanderen, moeten
de volgende voorschriften in acht worden genomen:
• tijdens transport, verplaatsing en opslag van de pompen moet
aan de volgende omgevingscondities worden voldaan:
• temperatuur: van –20 °C tot 70 °C
• relatieve vochtigheid: van 0 tot 95% (niet
condenserend)
• de klant moet de turbomoleculaire pompen altijd met de
Soft-Start opstarten wanneer ze ontvangen worden en voor
de eerste keer in werking worden gesteld
• de opslagtijd van een turbomoleculaire pomp bedraagt 10
maanden vanaf de verzenddatum.
! ATTENTIE!
Indien om een willekeurige reden de opslagtijd langer is, moet
de pomp weer naar de fabriek worden gestuurd. Voor meer
informatie wordt verzocht contact op te nemen met de
plaatselijke vertegenwoordiger van Varian.
UITPAKKEN
De TV 1001 SEM wordt in een speciale beschermende
verpakking geleverd; als er schade wordt geconstateerd die
tijdens het transport veroorzaakt zou kunnen zijn, meteen
contact opnemen met het plaatselijke verkoopkantoor.
Zorg er bij het uitpakken voor dat de TV 1001 SEM niet kan
vallen en geen stoten of trillingen te verduren krijgt.
Laat de verpakking niet ergens buiten achter. Het
verpakkingsmateriaal is volledig recyclebaar en voldoet aan de
EEG milieurichtlijn 85/399.
! ATTENTIE!
Om ontgassingsproblemen te voorkomen, mogen de
componenten die met het vacuüm in aanraking komen niet met
de blote handen aangeraakt worden. Gebruik altijd
handschoenen of een andere geschikte bescherming.
OPMERKING
De TV 1001 SEM kan niet beschadigd worden door
eenvoudigweg aan de atmosfeer blootgesteld te worden. Toch
wordt aangeraden om de pomp gesloten te houden zolang deze
niet in het systeem wordt ingebouwd, zodat eventuele
vervuiling door stof wordt voorkomen.
INSTALLATIE
! ATTENTIE!
Alleen op het moment waarop de turbopomp op het systeem
wordt aangesloten mogen de sticker en de beschermdop
verwijderd worden.
De pomp mag niet geïnstalleerd en/of gebruikt worden in
ruimten die blootgesteld zijn aan de weersomstandigheden
(regen, vorst, sneeuw), stof, agressieve gassen, of in ruimten
met explosiegevaar of zeer groot brandgevaar
Tijdens de werking moeten de volgende omgevingscondities
aanwezig zijn
- max. druk: 2 bar boven de atmosferische druk
- temperatuur: van +5°C tot +35°C (zie grafiek in de bijlage
“Technical Information”)
- relatieve vochtigheid: 0 - 95% (niet condenserend).
In aanwezigheid van magnetische velden moet de pomp op
passende wijze afgeschermd worden. Zie de bijlage “Technical
Information” voor meer informatie. De TV 1001 SEM moet op
een primaire pomp aangesloten zijn (zie schema in "Technical
information").

GEBRUIKSAANWIJZINGEN
12 87-900-973-01
BEVESTIGING VAN DE POMP
! GEVAAR!
Als schade aan de rotor optreedt, zou de verbinding tussen de
pomp en het systeem aan een behoorlijk groot koppel
onderhevig kunnen zijn. Als de verbinding niet voldoende is om
dit koppel te weerstaan, zou de pomp van het systeem of de
motor van het pomplichaam los kunnen raken. In dit geval
kunnen metaalfragmenten door de pomp of het systeem in het
rond worden geschoten, welke ernstig letsel, de dood en/of
schade aan omliggende apparaten kunnen veroorzaken.
Bevestig de TV 1001 SEM in een stabiele positie door de
inlaatflens van de turbopomp op de contraflens van het
systeem te monteren, met een verbinding die in staat is om een
koppel van 8900 Nm rondom de eigen as te weerstaan.
De ISO-K-flens kan bijvoorbeeld bevestigd worden met stalen
klemmen met een hoge weerstand (zoals het model Varian IC
63250 DCMZ).
De volgende tabel beschrijft voor elke flens het aantal
benodigde klemmen IC 63250 DCMZ en met welk koppel ze
aangetrokken moeten worden.
FLENS NR. AANHAAL KOPPEL
ISO 200 K 8 35 Nm
De turbompomp met ISO 200 F inlaatflens moet aan de
vacuümpomp worden bevestigd met behulp van de speciale
mechanische bevestigingselementen van Varian. Zie voor meer
informatie de bijlage "Technical information".
De TV 1001 SEM kan in alle standen worden geïnstalleerd.
OPMERKING
De TV 1001 SEM kan niet met behulp van zijn eigen basis
worden bevestigd.
! ATTENTIE!
De TV 1001 SEM behoort tot de tweede installatiecategorie (of
overspanningscategorie) die door de norm EN 61010-1 is
voorzien. Sluit deze inrichting dus aan op een voedingslijn die
aan deze categorie voldoet.
De TV 1001 SEM bezit connectoren voor de ingangen/uitgangen
en voor de seriële communicatie die aangesloten moeten worden
op de externe circuits, zodat geen enkel deel onder spanning
toegankelijk is. Controleer of de inrichting verbonden met de TV
1001 SEM goed geïsoleerd is, ook in geval van een enkele storing
zoals voorzien door de norm EN 61010-1.
Zie “Technical Information” voor installatie van accessoires die
als optie verkrijgbaar zijn.
GEBRUIK
In deze paragraaf worden de belangrijkste gebruiksprocedures
vermeld. Breng alle elektrische en pneumatische aansluitingen
tot stand alvorens het systeem te gebruiken. Tijdens de
eventuele verwarming van de vacuümkamer mag de
temperatuur op de inlaatflens niet meer dan 120° C bedragen.
! GEVAAR!
Laat de pomp nooit draaien als de inlaatflens niet op de
vacuümkamer is aangesloten of als de afsluitflens niet gesloten is.
Raak de turbopomp en eventuele accessoires niet tijdens het
verwarmen aan. De hoge temperatuur kan lichamelijk letsel
veroorzaken.
! ATTENTIE!
Vermijd schokken, trillingen of bruuske verplaatsingen van de
turbopomp wanneer deze in werking is. De lagers kunnen
anders beschadigd raken.
Gebruik voor de luchttoevoer naar de pomp lucht of inert gas
zonder stof of vaste deeltjes. De inlaatdruk via de hiervoor
bestemde poort moet minder dan 2 bar (boven de
atmosferische druk) bedragen.
Deze pompen zijn voor het pompen van agressieve gassen van
een speciale poort voorzien, waardoor de pomp een stroom
inert gas (stikstof of argon) ter bescherming van de lagers krijgt
geleverd (zie bijlage “Technical Information”).
!GEVAAR!
Wanneer de pomp wordt gebruikt voor het pompen van
brandbare, giftige of radioactieve gassen, moeten de
procedures worden gevolgd die speciaal voor elk type gas zijn
opgesteld. Gebruik de pomp niet in aanwezigheid van
explosieve gassen.
Inschakeling en gebruik van de TV 1001 SEM
Om de TV 1001 SEM in te schakelen is het voldoende om deze
van stroom te voorzien. De ingebouwde controller herkent
automatisch de aanwezigheid van interlock- en startsignalen en
start de pomp. De eerste start van de pomp geschiedt op de
wijze “Soft Start” die, aan het einde van de startcyclus,
automatisch ontmachtigd wordt. Vandaar dat alle volgende
starts niet op de wijze “Soft Start” geschieden. Om opnieuw met
“Soft Start” te starten, moet bovengenoemde wijze met behulp
van de software gemachtigd worden (zie paragraaf “RS 232
COMMUNICATION DESCRIPTION” in de bijlage “Technical
Information”). De groene LED LD1 op het paneel van de basis
van de TV 1001 SEM geeft door de frequentie van zijn
knipperen, de werkcondities van het systeem aan:
- brandt onafgebroken: de pomp draait normaal;
- knippert langzaam (periode van circa 400 ms): het systeem
is in de status “oploop” of “remmen” of “stop” of “waiting for
interlock”;
- knippert snel (periode van circa 200 ms): fouttoestand.
Afzetten van de TV 1001 SEM
Hiervoor behoeft slechts de stroomvoorziening te worden
onderbroken. De ingebouwde controller stopt onmiddellijk de
pomp.
Noodstop
Om de TV 1001 SEM in noodomstandigheden te stoppen, moet
de stroomtoevoerkabel van de controller losgemaakt worden.
ONDERHOUD
De TV 1001 SEM is onderhoudsvrij. Eventuele werkzaamheden
moeten door bevoegd personeel worden uitgevoerd.
!GEVAAR!
Alvorens werkzaamheden aan het systeem uit te voeren, de
stekker verwijderen, de pomp met behulp van de hiervoor
bestemde klep ontluchten en wachten totdat de rotor volledig
stil staat en de oppervlaktetemperatuur van de pomp onder een
temperatuur van 50 °C is gezakt.
In geval van storing is het mogelijk om de reparatiedienst van
Varian of de "Varian advanced exchange service" in te
schakelen: zo krijgt men een ruilpomp ter vervanging van de
defecte pomp.
OPMERKING
Alvorens de pomp ter reparatie of ruil naar de fabrikant op te
sturen, moet de bij deze handleiding gevoegde kaart "Veiligheid
en Gezondheid" volledig ingevuld naar het plaatselijke
verkoopkantoor worden gestuurd. Een kopie van deze kaart
moet vóór versturing bij de pomp in de verpakking worden
gevoegd.
Mocht het systeem gesloopt worden, ga dan overeenkomstig
de specifieke nationale wetgeving te werk.

BRUGSANVISNING
13 87-900-973-01
GENEREL INFORMATION
Dette udstyr er beregnet til professionel anvendelse. Brugeren
bør læse denne brugsanvisning og anden yderligere
information fra Varian, før udstyret anvendes. Varian tager ikke
ansvar for skader helt eller delvis som følge af tilsidesættelse af
disse instruktioner, fejlagtig brug af personer uden tilstrækkeligt
kendskab, ukorrekt anvendelse af udstyret eller håndtering, der
strider imod gældende lokale regler.
TV 1001 SEM serien omfatter turbomolekulære pumper til
højvakuum og til ultra-højvakuum. Pumperne er i stand til at
pumpe alle typer luftarter og luftforeninger. Denne serie er ikke
egnet til at pumpe væsker eller faste partikler.
Pumpningen sker ved hjælp af en hurtigroterende turbine
(38000 omdr./min.). Turbinen drives af en elektrisk trefasemotor
med høj effekt. TV 1001 SEM er ikke fremstillet af skadelige
stoffer og er derfor egnet til anvendelse, der kræver “rent”
vakuum. TV 1001 SEM har endvidere hjælpestik, der gør det
muligt at forsyne ventilator, styre ventilationsventilen og
fjernstyre den ved hjælp af en værtscomputer gennem seriel
forbindelse (RS 232/RS 485).
De følgende afsnit indeholder oplysningerne, der er nødvendige
for at garantere sikkerhed for operatøren i forbindelse med
anvendelse af udstyret. Bilaget “Teknisk Information”
indeholder detaljerede oplysninger.
I brugsanvisningen anvendes følgende standardrubrikker:
! ADVARSEL!
Advarselsmeddelelserne informerer operatøren om, at en
speciel procedure eller en vis type arbejde skal udføres præcist
efter anvisningerne. I modsat fald er der risiko for svære
personskader.
! VIGTIGT!
Denne advarselsmeddelelse vises før procedurer, der skal
følges nøje for ikke at risikere maskinskader.
BEMÆRK
Dette gør opmærksom på vigtig information i teksten.
OPBEVARING
Det er nødvendigt at overholde følgende forskrifter for at sikre
optimal funktion og driftssikkerhed i de turbomolekylære
pumper fra Varian:
• Sørg for, at omgivelserne opfylder følgende betingelser i
forbindelse med transport, flytning og opbevaring af
pumperne:
• temperatur: fra –20 °C til +70 °C,
• relativ fugtighed: fra 0 til 95% (ikke kondenserende).
• Kunden skal altid starte de turbomolekylære pumper ved
hjælp af Soft-Start funktionen ved modtagelse og start af
pumperne for første gang.
• De turbomolekylære pumper må opbevares i 10 måneder
fra forsendelsesdatoen.
! VIGTIGT!
Hvis opbevaringsperioden af en eller anden grund er længere,
er det nødvendigt at sende pumpen tilbage til fabrikken.
Yderligere oplysninger fås ved henvendelse til den lokale
Varian repræsentant.
FORBEREDELSE FØR INSTALLATION
TV 1001 SEM leveres i en speciel beskyttende emballage.
Kontakt den lokale forhandler, hvis emballagen viser tegn på
skader, der kan være opstået under transporten.
Sørg for, at TV 1001 SEM ikke tabes eller udsættes for stød
ved udpakningen.
Smid ikke emballagen ud. Materialet kan genbruges 100% og
opfylder EU-direktiv 85/399 om miljøbeskyttelse.
! VIGTIGT!
Komponenter, der skal udsættes for vakuum, må ikke berøres
med bare hænder, idet der er risiko for afgasning. Anvend altid
handsker eller anden lignende beskyttelse.
BEMÆRK
Normal atmosfærisk påvirkning kan ikke skade TV 1001 SEM.
Det anbefales dog, at opbevare pumpen i en lukket kasse, indtil
den skal installeres. Herved forhindres, at der kommer støv i
pumpen.
INSTALLATION
! VIGTIGT!
Tapen og beskyttelsesproppen fjernes først, når turbopumpen
tilsluttes systemet.
Installér og anvend ikke pumpen i miljøer, der udsættes for
påvirkninger fra atmosfæren (regn, sne, is), damp, aggressive
gasser, og ligeledes ikke i eksplosivt eller brandfarligt miljø.
Følgende krav til omgivelsesforholdene gælder ved drift:
- max. tryk: 2 bar over det atmosfæriske tryk
- temperatur: fra +5°C til + 35°C (se illustrationen i bilaget
“Teknisk Information”)
- relativ luftfugtighed: 0 - 95% (ikke kondenserende)
Hvis pumpen er anbragt i nærheden af elektromagnetiske
felter, skal den afskærmes. Se bilaget “Teknisk Information” for
yderligere oplysninger.
TV 1001 SEM skal tilsluttes en hovedpumpe (se skemaet
“Teknisk Information”).

BRUGSANVISNING
14 87-900-973-01
FASTGØRELSE AF PUMPE
! ADVARSEL!
Hvis rotoren beskadiges, kan forbindelsen mellem pumpen og
systemet blive udsat for et kraftigt drejemoment. Hvis
forbindelsen ikke er tilstrækkelig til at modstå dette
drejemoment, kan pumpen rive sig løs fra systemet eller
motoren kan rive sig løs fra pumpens beklædning. I dette
tilfælde kan metalfragmenter blive slynget ud af pumpen eller
systemet, hvilket kan medføre alvorlige kvæstelser eller
dødsfald og/eller materiel beskadigelse af apparaterne i
nærheden.
Montér TV 1001 SEM i en stabil position ved at montere
turbopumpens indgangsflange på systemets kontraflange.
Forbindelsen skal kunne tåle et drejemoment på 8.900 Nm
omkring dens egen akse.
ISO-K-flangen kan eksempelvis fastspændes ved hjælp af
stålklemmer med høj styrke (f.eks. modellen Varian IC 63250
DCMZ).
Nedenstående tabel beskriver antallet af klemmer (IC 63250
DCMZ), som er nødvendige til hver enkelt flange, samt det
nødvendige tilspændingsmoment for klemmerne.
LANGE ANT. DREJNINGS-MOMENT
ISO 200 K 8 35 Nm
Turbopumpen med ISO 200 F indløbsflange skal tilsluttes på
vakuumkammeret ved hjælp af Varian monteringsudstyret. I
bilaget “Teknisk Information” findes yderligere detaljer.
TV 1001 SEM kan installeres i en hvilken som helst position.
BEMÆRK
Navigator TV 1001 kan ikke fastgøres i fundamentet.
! VIGTIGT!
TV 1001 SEM hører til den anden installationsklasse (eller
overspændingsklasse) jf. normen EN 61010-1. Slut derfor
anordningen til en forsyningslinie, som opfylder kravene i denne
klasse.
TV 1001 SEM er forsynet med konnektorer til ind-/udgange og
til seriel kommunikation. Konnektorerne skal tilsluttes de
eksterne kredsløb, således at det ikke er muligt at opnå adgang
til de spændingsførende dele. Kontrollér, at anordningen, der er
tilsluttet TV 1001 SEM, har en passende isolering. Dette gælder
også i tilfælde af enkeltfejl som angivet i normen EN 61010-1.
Der henvises til bilaget “Teknisk Information” for oplysninger
vedrørende installation af ekstraudstyret.
ANVENDELSE
Dette afsnit beskriver de vigtigste driftsprocedurer. Inden
anvendelse af systemet, bør samtlige elektriske og
pneumatiske tilslutninger udføres. I forbindelse med
opvarmning af vakuumkammeret må indløbsflangens
temperatur ikke overstige 120° C.
! ADVARSEL!
Pumpen må aldrig aktiveres, hvis indløbsflangen ikke er
tilsluttet vakuumkammeret, eller hvis pumpen ikke er lukket ved
hjælp af lukkeflangen.
Rør aldrig turbopumpen eller dens tilbehør i forbindelse med
opvarmningsprocedurerne. Den høje temperatur kan resultere i
skade på personer.
! VIGTIGT!
Undgå sammenstød, vibrationer eller bratte bevægelser i
forbindelse med brug af turbopumpen. Der er risiko for
beskadigelse af lejerne.
Pumpen skal forsynes med luft eller ædelgasser, der ikke
indeholder støv eller faste partikler. Indgangstrykket ved den
specielle dør skal være mindre end 2 bar (over atmosfærisk
tryk). I forbindelse med pumpning af aggressive gasser er disse
pumper udstyret med en dør, igennem hvilken det er
nødvendigt at forsyne pumpen med ædelgasser (kvælstof eller
argon) for at beskytte lejerne (se bilaget “Teknisk Information”).
!ADVARSEL!
Når pumpen anvendes til toksiske, brandfarlige eller radioaktive
gasser, følges fremgangsmåden for den enkelte gastype.
Anvend ikke pumpen til eksplosive gasser.
Start og anvendelse af TV 1001 SEM
For at starte TV 1001 SEM er det tilstrækkeligt at tilslutte et
forsyningsstik. Den indbyggede styreenhed genkender
blokerings- og startsignaler automatisk, og starter pumpen.
Pumpen startes første gang ved hjælp af SOFT START
metoden. Når startprocessen er afsluttet, frakobles denne
funktion automatisk med hensyn til alle efterfølgende
aktiveringer af pumpen, der vil ske uden SOFT START
metoden.
For at aktivere SOFT START metoden på ny skal ovennævnte
måde programmeres ved hjælp af software (se afsnit “RS 232
“COMMUNICATION DESCRIPTION” i bilaget “Teknisk
Information”).
Den grønne LED LD1, der er anbragt på panelet på TV 1001’s
fundament, angiver systemets funktion ved blink:
- konstant tændt: pumpen er i normal rotation
- langsomme blink: (periode på ca. 400 ms); systemet er i
stilling for acceleration, bremsing, stop eller “Waiting for
interlock”
- hurtige blink: (periode på ca. 200 ms); fejl.
Stop af TV 1001 SEM
For at afbryde TV 1001 SEM er det tilstrækkeligt at afbryde
strømtilførselen. Den indbyggede styreenhed afbryder straks
pumpen.
Nødstop
Afbrydelse af TV 1001 SEM i nødsituationer sker ved at koble
ledningen fra styreenheden.
VEDLIGEHOLDELSE
TV 1001 SEM behøver ikke nogen vedligeholdelse. Ethvert
indgreb skal foretages af autoriseret personale.
!ADVARSEL!
Inden der foretages noget som helst indgreb på systemet, skal
strømmen først afbrydes, og luften i pumpen skal fjernes ved at
åbne ventilen. Vent med foretagelse af indgrebet til rotoren er
standset, og til temperaturen på pumpens overflade er under
50°C.
I tilfælde af skader på systemet kontaktes et Varian
reparationsværksted eller “Varian advanced exchange service”,
der udskifter systemet med et repareret system.
BEMÆRK
Inden systemet sendes til reparationsværkstedet eller “Varian
advanced axchange service” skal “Sikkerheds- og
tilstandsdokumentet”, der er vedlagt denne instruktionsmanual,
udfyldes. En kopi af dette dokument skal indsættes i systemets
emballage inden afsendelse.
Skrotning af systemet skal foregå i overensstemmelse med det
pågældende lands særlige love.

BRUKSANVISNING
15 87-900-973-01
ALLMÄN INFORMATION
Utrustningen är avsedd för yrkesmässig användning.
Användaren bör läsa denna bruksanvisning, samt övrig
dokumentation från Varian före användning av utrustningen.
Varian tar inget ansvar för skador helt eller delvis till följd av
åsidosättande av instruktionerna, olämplig användning av
person utan tillräcklig kunskap, obehörigt bruk av utrustningen
eller hantering som strider mot gällande lokala föreskrifter.
Pumparna i TV 1001 SEM-serien är turbomolekylära pumpar
för höga och mycket höga vakuumtillämpningar. De kan
användas för pumpning av alla typer av gas eller gasföreningar.
De lämpar sig inte för pumpning av vätskor eller fasta partiklar.
Pumpningen åstadkoms med hjälp av en högvarvig turbin (max
38000 varv/minut) som drivs av en trefas högeffektsmotor. Inga
tillsatsämnen används i TV 1001 SEM, som därför passar för
tillämpningar som kräver ett "rent" vakuum.
TV 1001 SEM har dessutom en hjälpkontakt som gör det möjlig
att förse ström till en extra ventilator, att kontrollera
avluftningsventilen, och att fjärrstyra den med hjälp av en host-
dator som är ansluten genom seriell förbindelse (RS 232/RS
485).
De följande avsnitten innehåller all information som behövs för
att garantera operatörens säkerhet under användningen.
Detaljerade uppgifter finns i bilagan "Technical information".
I bruksanvisningen används följande standardrubriker:
! VARNING!
Varningsmeddelandena informerar operatören om att en
speciell procedur eller en viss typ av arbete måste utföras exakt
enligt anvisningarna. I annat fall finns risk för svåra
personskador.
! VIKTIGT !
Detta varningsmeddelande visas framför procedurer som måste
följas exakt för att inte risk för maskinskada skall uppstå.
OBSERVERA
Detta visar på viktig information i texten.
FÖRVARING
Respektera följande anvisningar för att garantera optimal
prestanda och driftsäkerhet för Varian turbomolekylära pumpar:
• Vid transport, flytt och lagring av pumparna ska följande
omgivningsförhållanden respekteras:
• Temperaturområde: -20 °C till +70 °C.
• Relativ fuktighet: 0 till 95 % (utan kondens).
• Kunden ska alltid mjukstarta de turbomolekylära pumparna
när de mottas och sätts i drift för första gången.
• De turbomolekylära pumparna kan lagras i 10 månader från
leveransdatumet.
! VIKTIGT !
Om lagringstiden av någon anledning är längre måste pumpen
skickas tillbaka till fabriken. Var god och kontakta den lokala
Varian-återförsäljaren för ytterligare information.
FÖRBEREDELSER FÖR INSTALLATIONEN
TV 1001 SEM levereras i ett särskilt skyddande emballage.
Kontakta det lokala försäljningskontoret om emballaget visar
tecken på skador som kan ha uppstått under transporten. Se till
att TV 1001 SEM inte tappas eller utsätts för stötar vid
uppackningen.
Kasta inte packmaterialet i soporna. Materialet är
återvinningsbart till 100% och uppfyller EU-direktiv 85/399 om
miljöskydd.
! VIKTIGT !
Komponenter som skall utsättas för vakuum får inte hanteras
med bara händer p g a kontamineringsrisken. Använd alltid
handskar eller liknande skydd.
OBSERVERA
Normal påverkan från omgivningen kan inte skada TV 1001
SEM. Trots det är det säkrast att hålla pumpen nerpackad tills
den har installerats i systemet, för att förhindra att det kommer
in damm eller annat i den.
INSTALLATION
! VIKTIGT !
Ta bort tejpen och skyddsproppen först när turbopumpen ska
anslutas till systemet.
Installera och använd inte pumpen i miljöer som utsätts för
påverkan från atmosfären (regn, snö, is), damm, aggressiva
gaser, och inte heller i explosiv eller brandfarlig miljö.
Följande krav på omgivningsförhållanden gäller vid drift:
- maximitryck: 2 bar (över atmosfäriskt tryck)
- temperatur: från +5°C till +35°C (se bild i “Technical
Information”)
- relativ luftfuktighet: 0 - 95% (utan kondens).
I närvaro av magnetfält ska pumpen skyddas med en särskild
skärm. Se bilagan “Technical information“ för ytterligare
upplysningar. TV 1001 SEM måste anslutas till en huvudpump
(se schemat i "Technical information").

BRUKSANVISNING
16 87-900-973-01
FASTSÄTTNING AV PUMP
! VARNING!
I händelse av rotorfel kan anslutningen mellan pumpen och
systemet utsättas för ett högt vridmoment. Om anslutningen
inte tål ovannämnda vridmoment kan pumpen lossna från
systemet eller motorn kan lossna från pumpens hölje. I så fall
kan metallföremål slungas iväg från pumpen eller systemet och
förorsaka allvarliga skador eller dödsfall och/eller skador på
apparater i närheten.
Fäst TV 1001 SEM i ett stabilt läge genom att ansluta
turbopumpens intagsfläns till systemets fläns som måste tåla
ett vridmoment på 8900 Nm kring sin axel.
Exempelvis kan ISO-K-flänsen fästas med stålklamrar med hög
hållfasthet (t.ex. modellen Varian IC 63250 DCMZ).
Tabellen som följer anger hur många klamrar (IC 63250 DCMZ)
som är nödvändiga för varje fläns samt motsvarande
åtdragningsmoment.
FLÄNS ANT. ÅTDRAGNINGS-
MOMENT
ISO 200 K 8 35 Nm
Turbopumparna med intagsfläns ISO 200 F ska fästas till
vakuumkammaren med hjälp av Varian fästdelar. För detaljer
hänvisas till bilaga ”Technical Information”
TV 1001 SEM kan installeras i valfri position.
OBSERVERA
TV 1001 SEM-systemet kan inte fastspännas med sin egen
bas.
! VIKTIGT !
TV 1001 SEM tillhör den andra installationsklassen (eller
överspänningsklassen) enligt standard EN 61010-1. Anslut
därför anordningen till en elledning som uppfyller kraven för
denna klass.
TV 1001 SEM är utrustad med kontaktdon för
ingångarna/utgångarna och för den seriella kommunikationen
som ska anslutas till de externa kretsarna så att det inte går att
komma åt någon spänningsförande del. Kontrollera att
anordningen som är ansluten till TV 1001 SEM har en lämplig
isolering även vid ett enskilt fel enligt standard EN 61010-1.
Installation av tillbehörsutrustning beskrivs i "Technical
Information”.
ANVÄNDNING
Anvisningar för riktig användning finns i styrenhetens
bruksanvisning.
Innan du använder systemet ska du utföra alla elektriska och
pneumatiska anslutningar. Om vakuumkammaren uppvärms får
temperaturen vid inloppet aldrig överstiga 120°C.
! VARNING!
Sätt aldrig igång pumpen om intagsflänsen varken är kopplad
till vakuumkammaren eller är blockerad på plats med
låsflänsen.
Vidrör inte turbopumpen eller några tillbehör under
uppvärmningen för att undvika brännskador.
! VIKTIGT !
Undvik sammanstötningar, svängningar eller plötsliga
förflyttningar av turbopumpen när den är igång. Lagren kan bli
skadade.
Pumpen ska förses med luft eller med ädelgaser som ärfria från
damn eller andra partiklar. Ingångstrycket mot rätt dörr
måsteunderstiga 2 bar (utöver det atmosfäriska trycket).
För pumpning av frätande gaser är dessa pumpar försedda
med en speciell öppning igenom vilken man ska leda en ström
av ädelgas (kväve eller argon) för att skydda lagren (se bilagan
“Technical information”).
!VARNING!
Då pumpen används för pumpning av giftiga, lättantändliga
eller radioaktiva gaser, bör man följa de särskilda
anvisningarna för varje enskild gas.
Använd ej pumpen i närheten av explosiva gaser.
Start och användning av TV 1001 SEM
För att starta TV 1001 SEM behöver du bara ansluta till ett
eluttag. Den inbyggda styrenheten känner automatiskt igen
förreglings- och startsignaler, och startar pumpen.
Pumpens första start sker i "Mjukstart"-läget som i slutet av
inledningscykeln slås av automatiskt. Därefter sker pumpens
inledningar utan funktionen "Mjukstart". För att återaktivera
"Mjukstart" måste man återställa ovannämnda läge genom
mjukvaran (se stycket "RS 232 COMMUNICATlON
DESCRIPTION" i bilagan "Technical information").
Den gröna lysdioden LD1 på underdelen av TV 1001 SEM
anger, genom frekvensen av dess blinkningar, hur systemet
fungerar:
- fast sken: pumpen roterar normalt;
- långsamt blinkande (ungefär var 400 ms) : systemet är i
lage för acceleration, bromsning, Stop eller "Waiting for
interlock";
- hastigt blinkande (ungefär 200 ms) : feltillstånd.
Att stänga av TV 1001 SEM
Om du vill stänga av TV 1001 SEM behöver du bara dra ut
elkabeln ur vägguttaget. Den inbyggda styrenheten avbryter
omedelbart pumpens funktion.
Nödstopp
Dra ut elsladden från styrenheten för att utföra ett nödstopp av
TV 1001 SEM.
UNDERHÅLL
TV 1001 SEM är underhållsfritt. Allt servicearbete måste utföras
av auktoriserad personal.
!VARNING!
Innan något arbete utförs på systemet måste pumpens
strömförsörjning avbrytas och pumpen luftas genom att den
aktuella ventilen öppnas. Vänta sedan tills rotorn stannat samt
tills pumpens yttemperatur är lägre än 50ºC.
Om pumpen havererar, kontakta Varian reparationsverkstad
eller Varian utbytesservice, som kan ersätta systemet med ett
renoverat system.
OBSERVERA
Innan systemet lämnas in till tillverkaren för reparation eller
utbyte mot en renoverad enhet, måste "hälso- och
säkerhetsbladet" som medföljer bruksanvisningen fyllas i och
skickas in till den lokala återförsäljaren. Bifoga dessutom en
kopia av bladet med pumpen.
Skrotning av pumpen skall ske enligt gällande lagstiftning.

BRUKERVEILEDNING
17 87-900-973-01
GENERELL INFORMASJON
Dette utstyret er beregnet til bruk av profesjonelle brukere.
Brukeren bør lese denne brukerveiledningen og all annen
informasjon fra Varian før utstyret tas i bruk. Varian kan ikke
holdes ansvarlig for hendelser som skjer på grunn av
manglende oppfølging av disse instruksjonene, selv delvis,
feilaktig bruk av utrent personell, ikke autoriserte endringer av
utstyret eller handlinger som på noen måte er i strid med
nasjonale bestemmelser.
TV 1001 SEM serien med pumper er turbo-molekulære pumper
for bruk i høy- eller ultrahøye vakuumanlegg, og kan pumpe
nesten alle typer gass eller gassforening. De er ikke beregnet
for å pumpe væsker eller faste partikler.
Pumpingen oppnås med en høyhastighetsturbin (maks. 38000
opm) koplet til en trefaset elektrisk motor. TV 1001 SEM har
ingen forurensende stoffer og er derfor egnet for anlegg med
behov for "rene" vakuum.
TV 1001 SEM har dessuten hjelpekontakter som gir muligheter
for forsyning av en ekstra vifte, styring av utluftingsventilen, og
fjernstyring av systemet med en serietilkoplet vertsmaskin.
De følgende avsnitt inneholder all informasjon som er
nødvendig for å sikre brukeren når utstyret er i bruk. For mer
detaljert bruk vises det til tillegget "Teknisk informasjon".
Denne manualen bruker følgende standardprotokoll:
! ADVARSEL!
Disse meldingene skal tiltrekke seg brukerens oppmerksomhet
til en spesiell fremgangsmåte eller praksis som, hvis den ikke
følges, kan medføre alvorlige skader.
! FORSIKTIG!
Denne advarselen vises foran fremgangsmåter som, dersom de
ikke følges, kan føre til at utstyret skades.
MERK
Merknadene inneholder viktig informasjon som er hentet fra
teksten.
LAGRING
For å garantere optimal drift og pålitelighet for Varian
turbomolekylære pumper må følgende anvisninger følges:
• Under transport, flytting og lagring av pumpene må ikke
følgende miljøforhold overstiges:
• Temperatur: fra –20 °C til 70 °C.
• Relativ fuktighet: fra 0 til 95% (uten kondensering).
• Kunden må alltid soft-starte de turbomolekylære pumpene
når de mottas og startes opp første gang.
• Lagringstiden for en turbomolekylær pumpe er 10 måneder
fra sendedato.
! FORSIKTIG!
Hvis lagringstiden av en hvilken som helst grunn er lenger må
pumpen returneres til fabrikken. Vennligst kontakt den lokale
Varian-forhandleren for informasjon.
KLARGJØRE TIL INSTALLASJON
TV 1001 SEM leveres i en spesiell beskyttelsesemballasje.
Viser denne tegn på skader som kan ha oppstått under
transporten, må du ta kontakt med det lokale salgskontoret.
Når TV 1001 SEM pakkes ut, må du se til at det ikke slippes
ned eller utsettes for noen form for støt.
Emballasjen må ikke kastes på en ulovlig måte. Alle materialer
er 100% resirkulerbare og er i samsvar med EU-direktiv 85/399
om miljøbeskyttelse.
! FORSIKTIG!
For å unngå avgassingsproblemer, må ingen del som skal
utsettes for vakuum håndteres med bare hendene. Bruk alltid
hansker eller andre og passende verneutstyr.
MERK
Normale miljømessige belastninger kan ikke ødelegge TV 1001
SEM. Likevel anbefaler vi å holde pumpen lukket til den er
montert i systemet, slik at den ikke forurenses eller utsettes for
nedstøving.
INSTALLASJON
! FORSIKTIG!
Tapen og beskyttelsesproppen skal fjernes først når
turbopumpen koples til systemet.
Ikke installer eller bruk systemet i miljøer som utsettes for regn,
snø eller is, støv, aggressive gasser, eksplosjonsfarlige miljøer
eller miljøer med stor brannfare.
Under bruk må følgende forhold respekteres:
- maksimalt trykk: 2 bar (over atmosfærisk trykk)
- temperatur: fra +5°C til +35°C (se diagram i tillegget
“Teknisk informasjon”)
- relativ fuktighet: 0 - 95% (uten kondens)
Ved magnetfelt må pumpen beskyttes av dertil egnede
skjermer. Se “Teknisk informasjon” for detaljer.
TV 1001 SEM må koples til en hovedpumpe (se skjema i
"Teknisk informasjon").

BRUKERVEILEDNING
18 87-900-973-01
FESTING AV PUMPEN
! ADVARSEL!
Dersom rotoren ødelegges, kan tilkoplingen mellom pumpen og
systemet utsettes for et betydelig dreiemoment. Dersom
tilkoplingen ikke er sterk nok til å tåle dette dreiemomentet, kan
pumpen løsne fra systemet eller motoren kan løsne fra
pumpens hylster. I dette tilfellet kan metallsplinter kastes ut fra
pumpen eller fra systemet. Dette kan føre til alvorlige skader
eller død og/eller skader på annet utstyr i nærheten.
Fest TV 1001 SEM i en stabil posisjon, monter turbopumpens
innløpsflens til systemets motflens med en tilkopling som er i
stand til å tåle et dreiemoment på 8900 Nm rundt sin egen
akse.
ISO-K-flensen kan f.eks. festes ved hjelp av stålklemmer med
høy styrke (f.eks. modellen Varian IC 63250 DCMZ).
Den følgende tabellen beskriver antall klemmer IC 63250
DCMZ som er nødvendige for hver flens, og tilhørende
strammemoment.
FLENS ANT. STRAMME- MOMENT
ISO 200 K 8 35 Nm
Turbopumpen med ISO 200 F inngangsflens skal festes til
vakuumkammeret ved hjelp av de spesielle låsedelene fra
Varian. For detaljer henvises det til “Teknisk informasjon”.
TV 1001 SEM kan monteres i en valgfri stilling.
MERK
TV 1001 SEM må ikke festes gjennom fundamentet.
! FORSIKTIG!
TV 1001 SEM hører til installasjonsklasse (eller
overspenningsklasse) nummer 2 i følge EN 61010-1
standarden. Kople derfor anordningen til en hovedledning som
tilfredsstiller kravene for denne klassen.
TV 1001 SEM er utstyrt med koplingsstykker for inn-/utgangene
og seriekommunikasjonen som må koples til de ytre
strømkretsene slik at ingen deler under spenning er
tilgjengelige. Forsikre deg om at isoleringen av anordningen
koplet til TV 1001 SEM har en egnet isolering, også under
forhold med en enkel feil i følge EN 61010-1 standarden.
For installasjon av tilleggsutstyr vises det til "Teknisk
informasjon".
BRUK
Alle instruksjoner for korrekt bruk finnes i dette avsnittet.
Les nøye gjennom denne manualen før systemet tas i bruk.
Mens oppvarmingen av kammeret pågår må temperaturen ved
inngangsflensen ikke overskride 120°C.
! ADVARSEL!
Ikke start pumpen hvis inngangsflensen ikke er koplet til
vakuumkammeret, eller ikke er lukket med lukkeflensen.
Ikke berør turbopumpen eller noe av tilleggsutstyret under
oppvarmingen. De høye temperaturene kan føre til
brannskader.
! FORSIKTIG!
Unngå støt, svingninger eller plutselige bevegelser av
turbinpumpen når den er i funksjon. Lagrene kan skades.
Bruk støv- og partikkelfri luft eller inaktiv gass ved forsyning av
pumpen. Trykket ved inngangen må ikke være mindre enn 2
bar (over atmosfærisk trykk).
Ved pumping av etsende gasser er disse pumpene utstyrt med
en spesiell åpning. Til denne åpningen skal flyt av inaktive
gasser (argon eller kvelstoff) koples for å beskytte lagrene (se
“Teknisk informasjon).
!ADVARSEL!
Når pumpen brukes for å pumpe giftige, brannfarlige eller
radioaktive gasser skal de relevante forskriftene for de enkelte
gasstypene følges.
Pumpen skal ikke brukes i eksplosjonsfarlige miljøer.
Starte og bruke TV 1001 SEM
TV 1001 SEM startes ved å sette strømkabelen i
veggkontakten. Den innebygde styreenheten kjenner
automatisk igjen blokkerings- og startsignaler, og starter
pumpen.
Første igangsetting av pumpen skjer med MYK START, som
etter denne første igangsettingssyklusen desaktiveres, slik at
etterfølgende igangsettinger skjer uten MYK START. For å
oppnå en MYK START igjen er det nødvendig å tilbakestille
modusen via software (se avsnittet “RS 232
COMMUNICATION DESCRIPTION” i tillegget “Teknisk
Informasjon”).
Den grønne lysdioden LD1 på TV 1001 SEM basepanel angir
systemets funksjon ved hjelp av blink:
- den lyser fast: pumpen roterer normalt
- den blinker langsomt (ca. hver 400 ms): systemet er i
stilling for akselerasjon, bremsing, stopp eller “Waiting for
interlock”
- den blinker hurtig (ca. hver 200 ms): feiltilstand.
Stoppe TV 1001 SEM
TV 1001 SEM stoppes ved å kople det fra strømforsyningen.
Den innebygde styreenheten stanser pumpen umiddelbart.
Nødstopp
Trekk ut nettkabelen fra styreenheten for å stoppe TV 1001
SEM i en nødsituasjon.
VEDLIKEHOLD
TV 1001 SEM er vedlikeholdsfritt. Alt arbeid på systemet må
kun utføres av autorisert personell.
!ADVARSEL!
Før noe arbeid gjøres på systemet må det frakoples tilførselen,
pumpen må luftes ved å åpne den aktuelle ventilen og deretter
vente til rotoren har stanset og pumpens overflatetemperatur er
lavere enn 50°C.
Dersom systemet stanser, må du ta kontakt med Varians
reparasjonservice eller med Varians avanserte bytteservice
som kan tilby overhalte system til erstatning for det ødelagte
systemet.
MERK
Før systemet returneres til produsenten for reparasjon, eller
som innbytte for et overhalt system, må det vedlagte skjemaet
"Helse og sikkerhet" fylles inn og sendes til det lokale
salgskontoret. En kopi av dette arket må vedlegges systemet
som sendes tilbake.
Dersom et system skal kasseres, må dette skje i henhold til
nasjonale bestemmelser.

KÄYTTÖOHJEET
19 87-900-973-01
YLEISIÄ TIETOJA
Tämä laite on tarkoitettu ammattimaiseen käyttöön. Ennen
laitteen käyttöönottoa tulee käyttäjän lukea huolellisesti
ohjekirja ja muut Varianin toimittamat lisätiedot. Varian ei ota
vastuuta seurauksista, jotka johtuvat laitteen käyttöohjeiden
täydellisestä tai osittaisesta laiminlyönnistä,
ammattitaidottoman henkilön virheellisestä laitteen käytöstä,
valtuuttamattomista toimenpiteistä tai kansallisen
lainsäädännön vastaisesta käytöstä.
TV 1001 SEM sarjan pumput ovat turbomolekyylipumppuja,
jotka on tarkoitettu korkean ja ultrakorkean tyhjiön
muodostamiseen. Ne soveltuvat kaikentyyppisien kaasujen tai
kaasuseosten pumppaamiseen. Ne eivät sovellu nesteiden tai
kiinteiden hiukkasten pumppaukseen.
Pumppaus saadaan aikaan korkealla nopeudella (38000
kierrosta/min. max) pyörivän turbiinin avulla, jota käyttää
korkeatehoinen kolmivaiheinen sähkömoottori. TV 1001 SEM -
järjestelmässä ei ole lainkaan likaavia aineita, joten se soveltuu
myös "puhdasta" tyhjiötä vaativiin käyttötarpeisiin.
TV 1001 SEM -järjestelmään kuuluu lisäksi apuliittimiä, joiden
avulla on mahdollista käyttää lisätuuletinta, ohjata
tuuletusventtiiliä ja käyttää järjestelmää kauko-ohjauksella
sarjakytketyn isäntätietokoneen avulla (RS 232/RS 485).
Seuraavissa kappaleissa on kaikki tarpeelliset tiedot laitteen
käyttäjän turvallisuuden takaamiseksi laitteen käytön aikana.
Yksityiskohtaiset tiedot löytyvät osasta "Tekniset tiedot”.
Tämä käsikirja käyttää seuraavanlaisia merkintöjä:
! VAARA!
Vaara-merkit saavat käyttäjän kiinnittämään huomion erityiseen
käyttö- tai toimintatapaan, jonka vääränlainen suoritus voi
johtaa vakaviin henkilövaurioihin.
! HUOMIO!
Huomio-merkit varoittavat toiminnoista, joiden laiminlyönti voi
johtaa laitteen vahingoittumiseen.
HUOM
Huomautukset sisältävät tärkeää tekstissä käsiteltyä tietoa.
VARASTOINTI
Noudata seuraavia ohjeita, jotta Varian turbomolekyylinen
pumppu toimisi erittäin tehokkaasti ja luotettavasti:
• Kun pumppua kuljetetaan, siirretään ja varastoidaan,
seuraavia ympäröiviä olosuhteita ei tule ylittää:
• lämpötila: -20 °C - 70 °C.
• suhteellinen kosteus: 0 - 95% (ei tiivistävä).
• Asiakkaan tulee aina käynnistää turbomolekyylinen
pumppu soft-start-tavalla vastaanottaessaan pumpun ja
käyttäessään sitä ensimmäisen kerran.
• Turbomolekyylisen pumpun varastointiaika on 10 kuukautta
toimituspäivästä.
! HUOMIO!
Jos varastointiaika on jostain syystä pidempi, pumppu tulee
palauttaa tehtaalle. Pyydä lisätietoja paikalliselta Varian-
edustajalta.
VALMISTELUT ASENNUSTA VARTEN
TV 1001 SEM toimitetaan erityisessä suojapakkauksessa;
mikäli siinä on mahdollisesti kuljetuksen aikana tapahtuneita
vaurioita, ottakaa yhteys paikalliseen myyntitoimistoon.
Pakkauksen purkamisen aikana tulee varoa erityisesti TV 1001
SEMin putoamista tai siihen kohdistuvia iskuja tai tärinöitä.
Pakkausta ei tule jättää ympäristöön. Pakkausmateriaali
voidaan kierrättää kokonaisuudessaan ja se vastaa EY-
direktiiviä 85/399 ympäristön suojelusta.
! HUOMIO!
Jotta kaasun vuoto-ongelmilta vältyttäisiin, ei tyhjiölle altistuviin
osiin tule koskea paljain käsin. Käyttäkää aina käsineitä tai
muuta sopivaa suojausta.
HUOM
TV 1001 SEM ei vahingoitu ollessaan kosketuksissa ilman
kanssa (auki). On kuitenkin suositeltavaa pitää se suljettuna,
kunnes se asennetaan järjestelmään. Siten vältetään laitteen
mahdollinen pölysaastuminen.
ASENNUS
! HUOMIO!
Irrottakaa teippi ja poistakaa suojakansi vasta, kun
turbopumppu kytketään järjestelmään.
Pumppua ei tule asentaa ja/tai käyttää ympäristössä, missä se
joutuu kosketuksiin säätekijöiden (sateen, jään tai lumen),
pölyjen tai aggressiivisten kaasujen kanssa tai joissa on
olemassa räjähdys- tai tulipalovaara.
Käytön aikana on noudatettava seuraavia ympäristöä koskevia
ehtoja:
- maksimipaine: 2 baaria yli atmosfäärisen paineen
- lämpötila: + 5°C - +35°C (ks. “Tekniset tiedot” -liitteen
kaaviota).
- suhteellinen kosteus: 0 - 95 % (ei tiivistävä)
Mikäli läsnä on magneettikenttiä, tulee pumppu suojata tähän
tarkoitukseen olevilla suojilla. Lisätietoja löytyy “Tekniset tiedot”
-liitteestä.
TV 1001 SEM tulee kytkeä pääpumppuun (ks. “Tekniset tiedot”
-liitteen kaaviota).

KÄYTTÖOHJEET
20 87-900-973-01
PUMPUN KIINNITYS
! VAARA!
Jos roottori vaurioituu, pumpun ja järjestelmän väliseen
liitäntään saattaa kohdistua huomattavaa vääntömomenttia.
Ellei liitäntä kestä kyseistä momenttia, pumppu saattaa irrota
järjestelmästä tai moottori pumpun kotelosta. Tällöin
metallikappaleita saattaa sinkoutua pumpusta tai järjestelmästä
ja aiheuttaa vakavia vahinkoja tai kuoleman ja/tai lähellä
olevien laitteiden vaurioita.
Kiinnittäkää TV 1001 SEM vakaaseen asentoon asentamalla
turbopumpun sisääntulolaippa järjestelmän vastalaippaan
liitoksella, joka kestää 8900 Nm:n momentin akselinsa ympäri.
Esim. ISO-K-laippa voidaan kiinnittää erittäin kestävillä
teräskiinnikkeillä (esim. malli Varian IC 63250 DCMZ).
Seuraavassa taulukossa ilmoitetaan jokaiselle laipalle tarvittava
IC 63250 DCMZ -kiinnitinmäärä ja niiden kiristysmomentit.
LAIPPA MÄÄ-RÄ KIRISTYS- MOMENTTI
ISO 200 K 8 35 Nm
Turbopumppu ISO 200 F-sisääntulolaipalla tulee kiinnittää
tyhjiökammioon sopivien Varianin mekaanisten varusteiden
avulla. Lisätietoja löytyy “Tekniset tiedot” -liitteestä.
TV 1001 SEM voidaan asentaa mihin tahansa asentoon.
HUOM
TV 1001 SEMia ei voida kiinnittää perustansa kautta.
! HUOMIO!
TV 1001 SEM kuuluu toiseen EN 61010-1 säännösten
mukaiseen asennusluokkaan (tai ylijänniteluokkaan). Kytke laite
tämän vuoksi sähköverkkoon, joka täyttää tämän luokan
vaatimukset.
TV 1001 SEM laitteissa on liittimet sisääntuloille/ulostuloille
sekä sarjakytkennälle, jotka on kytkettävä ulkoisiin järjestelmiin
siten, ettei mihinkään jännitteen alaisena olevaan osaan päästä
käsiksi. Varmista, että TV 1001 SEM laitteeseen kytketyn
laitteen eristys riittää myös yksittäisen toimintahäiriön
yhteydessä EN 61010-1 säännösten edellyttämällä tavalla.
Ks. “Tekniset tiedot” -liitettä lisävarusteiden asentamista varten.
KÄYTTÖ
Tähän kappaleeseen on kirjattu tärkeimmät käyttötoimenpiteet.
Suorittakaa ennen järjestelmän käyttöä kaikki sähkö- ja
paineilmakytkennät. Tyhjiökammion mahdollisen lämmityksen
aikana sisääntulolaipan lämpötila ei saa ylittää 120°C:tta.
! VAARA!
Älkää käyttäkö pumppua, ellei sisääntulolaippaa ole kytketty
tyhjiökammioon tai pumppua suljettu sulkulaipalla.
Älkää koskeko turbopumppuun tai sen lisäosiin lämmittämisen
aikana. Korkea lämpötila saattaa aiheuttaa henkilöiden
loukkaantumisia.
! HUOMIO!
Vältä kolhuja, heiluntaa tai äkkiliikkeitä turbopumpun toiminnan
aikana, sillä laakerit voivat vahingoittua.
Käytä pumpun ilmansyöttöön ilmaa tai jalokaasua, joissa ei ole
pölyä tai hiukkasia. Erityisen aukon läpi syötettävän paineen
tulee olla alle 2 baaria (yli atmosfäärisen paineen).
Pumput on varustettu aggressiivisten kaasujen pumppausta
varten aukolla, jonka läpi pumppuun kuljetetaan jalokaasuja
(typpi tai argon) laakereiden suojaamiseksi (katso “Tekniset
tiedot” -liite).
!VAARA!
Kun pumppua käytetään myrkyllisten, paloherkkien tai
radioaktiivisten kaasujen pumppaamiseen, noudattakaa
jokaiselle kaasulle sopivaa menettelytapaa.
Älkää käyttäkö pumppua räjähdysherkkien kaasujen lähellä.
TV 1001 SEMin käynnistys ja käyttö
TV 1001 SEMin käynnistykseen riittää, että se kytketään
sähköverkkoon. Sisäänrakennettu valvoja tunnistaa
automaattisesti lukitus- ja käynnistyssignaalit ja käynnistää
pumpun.
Pumpun ensimmäinen käynnistys tapahtuu “Soft Start” -
menetelmällä, joka inaktivoituu automaattisesti
käynnistysjakson jälkeen. Siten pumpun seuraavat
käynnistykset tapahtuvat ilman “Soft Start” -toimintoa. Jotta
käynnistys voitaisiin suorittaa uudelleen “Soft Start” -
menetelmällä, tulee yllämainittu tapa aktivoida uudelleen
ohjelmiston kautta (ks. kappale “RS 232 VIESTINNÄN
KUVAUS” “Tekniset tiedot” -liitteessä).
Vihreä LED LD1, joka sijaitsee TV 1001:n perustan paneelissa,
osoittaa vilkkumistiheydellään järjestelmän toimintaolosuhteet:
- palaa jatkuvasti: pumppu pyörii normaalisti;
- vilkkuu hitaasti (noin 400 ms:n jakso): systeemi on
kiihdytys-, jarrutus-, pysäytys- tai “Waiting for interlock”-
tilassa;
- vilkkuu nopeasti (noin 200 ms:n jakso): virhetila.
TV 1001 SEMin pysäyttäminen
TV 1001 SEMin pysäyttämiseen riittää, että se kytketään irti
sähköverkosta. Sisäänrakennettu valvoja pysäyttää pumpun
välittömästi.
Hätäpysäytys
TV 1001 SEM on pysäytettävä hätätilassa irrottamalla
sähkökaapeli ohjausyksiköstä.
HUOLTO
TV 1001 SEM ei vaadi lainkaan huoltoa. Mahdolliset
toimenpiteet tulee jättää valtuutetun henkilön tehtäväksi.
!VAARA!
Ennen minkään tyyppistä toimenpidettä järjestelmässä
kytkekää se irti sähköverkosta, päästäkää pumppuun ilmaa
avaamalla siihen tarkoitettu venttiili ja odottakaa roottorin
täydellistä pysähtymistä. Antakaa tämän jälkeen pumpun
pintalämmön laskea alle 50ºC:en.
Laitteen vahingoittuessa on mahdollista käyttää Varianin
korjauspalvelua tai "Varian advanced exchange service" -
vaihtopalvelua, jonka kautta saatte uudistetun pumpun
vahingoittuneen tilalle.
HUOM
Ennen järjestelmän lähettämistä valmistajalle korjausta tai
vaihtopalvelua varten on ehdottomasti täytettävä ja toimitettava
paikalliseen myyntitoimistoon "Turvallisuus ja Terveys” -
kaavake, joka on liitteenä ohjekirjassa. Kyseisen kaavakkeen
kopio tulee liittää järjestelmän pakkaukseen ennen sen
lähettämistä.
Mikäli pumppu täytyy romuttaa, toimikaa sen hävittämisessä
kansallisen lainsäädännön määräämällä tavalla.

ODHGIES CRHSHS
21 87-900-973-01
GENIKES PLHROFORIES
Autÿ h suskeuÿ proor∂zetai gia epaggelmatikÿ crÿsh. O crÿsthj
qa pr◊pei na diab£sei prosektik£ tij odhg∂ej tou parÒntoj
egceir∂diou odhgièn kai opoiadÿpote £llh prÒsqeth plhrofor∂a
pou d∂nei h Varian, prin apÒ th crhsimopo∂hsh thj suskeuÿj. H
Varian den f◊rei kamm∂a euqÚnh Òson afor£ thn olikÿ ÿ merikÿ
aq◊thsh twn odhgièn, thn akat£llhlh crÿsh ek m◊rouj
anekpa∂deutou proswpikoÚ, mh exousiodothm◊nej epemb£seij ÿ
crÿsh pou den sumfwne∂ me tij eidik◊j eqnik◊j diat£xeij.
Oi antl∂ej thj seir£j TV 1001 SEM e∂nai strobilomoriak◊j
antl∂ej gia efarmog◊j uyhloÚ kai polÚ uyhloÚ kenoÚ, ikan◊j na
antlÿsoun k£qe e∂douj a◊rio ÿ aerioÚco sustatikÒ. E∂nai
akat£llhlej gia thn £ntlhsh ugrèn ÿ stereèn swmatid∂wn.
H en◊rgeia £ntlhshj epitugc£netai diam◊sou m∂aj tourmp∂naj pou
peristr◊fetai se uyhlÿ tacÚthta (38000 str.§lept. max.)
kinoÚmenh apÒ ◊nan trifasikÒ hlektrikÒ kinhtÿra uyhlèn
epidÒsewn. To TV 1001 SEM stere∂tai pantelèj rupantikèn
paragÒntwn, opÒte e∂nai kat£llhlo gia efarmog◊j oi opo∂ej
apaitoÚn ◊na økaqarÒø kenÒ.
To TV 1001 SEM ◊cei ep∂shj bohqhtikoÚj sundetÿrej diam◊sou
twn opo∂wn e∂nai dunatÿ h trofodÒthsh enÒj prÒsqetou
anemistÿra, o ◊legcoj thj balb∂daj aerismoÚ (vent), h
kaqodÿghsh apÒ apÒstash diam◊sou enÒj computer host
sundem◊nou m◊sw diatetagm◊nhj (serial) grammÿj (RS232/RS485).
Stij epÒmenej paragr£fouj anaf◊rontai Òlej oi apara∂thtej
plhrofor∂ej pou egguoÚntai thn asf£leia tou ceiristÿ kat£ th
di£rkeia thj crhsimopo∂hshj thj suskeuÿj. Leptomere∂j
plhrofor∂ej d∂nontai sto par£rthma øTecnik◊j Plhrofor∂ejø.
("Technical Information")
AutÒ to egceir∂dio crhsimopoie∂ touj akÒlouqouj sumbatikoÚj
Òrouj¿
! KINDUNOS!
Oi ende∂xeij kindÚnou elkÚoun thn prosocÿ tou ceiristÿ se m∂a
diadikas∂a ÿ se m∂a eidikÿ ergas∂a h opo∂a an den ekteleste∂
swst£, qa mporoÚse na prokal◊sei sobar◊j proswpik◊j bl£bej.
! PROSOCH
Oi ende∂xeij prosocÿj emfan∂zontai prin apÒ tij diadikas∂ej oi
opo∂ej, an den thrhqoÚn, qa mporoÚsan na prokal◊soun bl£bej sth
suskeuÿ.
SHMEIWSH
Oi shmeièseij peri◊coun shmantik◊j plhrofor∂ej pou ◊coun
apospaste∂ apÒ to ke∂meno.
APOQHKEUSH
Gia na egguhqe∂ to M◊gisto ep∂pedo leitourgikÒthtaj kai
axiopist∂aj twn Strobilomoriakèn antlièn Varian, pr◊pei na
throÚntai oi exÿj prodiagraf◊j¿
• kat£ th metafor£, th diak∂nhsh kai thn apoqÿkeush twn
antlièn den pr◊pei na uperba∂nontai oi exÿj periballontik◊j
sunqÿkej¿
• qermokras∂a¿ apÒ -20 °C ◊wj 70 °C
• scetikÿ ugras∂a¿ apÒ 0 ◊wj 95% (mh sumpuknèsimh)
• o pel£thj pr◊pei na an£bei tij strobilomoriak◊j antl∂ej me
ton trÒpo Soft-Start Òtan paralamb£nontai kai q◊tontai se
leitourg∂a gia prèth for£
• o crÒnoj apoqÿkeushj m∂aj strobilomoriakÿj antl∂aj e∂nai 10
mÿnej apÒ thn hmeromhn∂a apostolÿj.
! PROSOCH
E£n, gia opoiodÿpote lÒgo, o crÒnoj apoqÿkeushj e∂nai
megalÚteroj, crei£zetai na epistr◊yete thn antl∂a sto
ergost£sio. Gia k£qe plhrofor∂a, parakaloÚme na epikoinwnÿsete
me thn topikÿ antiproswpe∂a thj Varian.
PROETOIMASIA GIA THN EGKATASTASH
To TV 1001 SEM promhqeÚetai se m∂a eidikÿ prostateutikÿ
suskeuas∂a: an up£rcoun ende∂xeij bl£bhj pou qa mporoÚsan na
◊coun proklhqe∂ kat£ th di£rkeia thj metafor£j, ◊rceste se
epafÿ me to topikÒ tmÿma pwlÿsewn.
Kat£ th di£rkeia tou ano∂gmatoj thj suskeuas∂aj, dèste
idia∂terh prosocÿ èste na mhn afeqe∂ kai p◊sei to TV 1001 SEM
kai na mhn uposte∂ ctupÿmata ÿ donÿseij.
Mhn egkatale∂pete th suskeuas∂a sto perib£llon. To ulikÒ
anakuklèènetai plÿrwj kai antapokr∂netai sthn Odhg∂a thj
E.O.K. 85/399 gia th diafÚlaxh tou perib£llontoj.
! PROSOCH
Gia na apofÚgete problÿmata apagwgÿj aer∂ou, mhn agg∂zete me
gumn£ c◊ria ta sustatik£ pou e∂nai proorism◊na na ekteqoÚn sto
kenÒ.
Crhsimopoie∂te ta g£ntia ÿ £llh kat£llhlh prostas∂a.
SHMEIWSH
To
TV 1001
Navigator
den bl£ptetai apl£ param◊nontaj
ekteqeim◊no sto perib£llon. EntoÚtoij sumbouleÚetai na
diathre∂te kleistÿ thn antl∂a m◊cri th stigmÿ thj egkat£stashj
sto sÚsthma èste na apofeugcqe∂ m∂a endecÒmenh rÚpansh apÒ
skÒnh.
EGKATASTASH
! PROSOCH
Xekollÿste to autokÒllhto kai bg£lte to prostateutikÒ kap£ki
mÒno th stigmÿ thj sÚndeshj thj tourmpoantl∂aj sto sÚsthma.
H antl∂a de qa pr◊pei na egkatastaqe∂ kai§ÿ na crhsimopoihqe∂
se cèrouj ekteqeim◊nouj se atmosfairikoÚj par£gontej (brocÿ,
p£go, ciÒni), skÒnej, chmik£ a◊ria, se cèrouj Òpou up£rcei
k∂ndunoj ◊krhxhj ÿ k∂ndunoj purkagi£j.
Kat£ th di£rkeia thj leitourg∂aj pr◊pei na throÚntai oi
akÒlouqej sunqÿkej perib£llontoj:
- m◊gisth p∂esh: 2 bar p£nw apÒ thn atmosfairikÿ p∂esh
- qermokras∂a: apÒ + 5°C m◊cri + 35°C (bl◊pe di£gramma sto
par£rthma øTecnik◊j Plhrofor∂ejø).
- scetikÿ ugras∂a: 0 - 95 % (asumpÚknwth).
Se parous∂a hlektromagnhtikèn ped∂wn h antl∂a pr◊pei na
prostateÚetai me kat£llhla prokalÚmmata. Bl◊pe to par£rthma
øTecnik◊j Plhrofor∂ejø gia perissÒterej leptom◊reiej.
To TV 1001 pr◊pei na e∂nai sundedem◊no se m∂a prwteÚousa
antl∂a (bl◊pe scÿma stij øTecnik◊j Plhrofor∂ejø).

ODHGIES CRHSHS
22 87-900-973-01
ΣΤΕΡΕΩΣΗ ΤΗΣ ΑΝΤΛΙΑΣ
! KINDUNOS!
Αν παρουσιαστεί ζηµιά στον ρότορα, η σύνδεση ανάµεσα στην
αντλία και στο σύστηµα µπορεί να εφαρµοστεί σηµαντική ροπή. Αν η
σύνδεση δεν είναι επαρκής για να αντέξει σε τέτοιου είδους ροπή, η
αντλία µπορεί να αποσυνδεθεί από το σύστηµα ή το µοτέρ µπορεί να
αποκολληθεί από το κάλυµµα της αντλίας. Σ’αυτήν την περίπτωση
ύπάρχει κίνδυνος να πεταχτούν κοµµατάκια µετάλλου από την αντλία
ή το σύστηµα, που θα µπορούσαν να προκαλέσουν σοβαρό
τραυµατισµό ή θάνατο και/ή ζηµιά στον παρακείµενο εξοπλισµό.
Στερεώστε το TV 1001 SEM σε σταθερή θέση τοποθετώντας τη
φλάντζα εισόδου της στροβιλοαντλίας στην κοντραφλάντζα του
συστήµατος, µε σύνδεση ικανή να υπόκειται σε ροπή 8900 Nm γύρω
από τον άξονά της.
Gia par£deigma h fl£ntza ISO-K mpore∂ na sterewqe∂ me calÚbdinouj
akrod◊ktej uyhlÿj ant∂stashj (Òpwj to mont◊lo Varian IC 63250
DCMZ).
Στον παρακάτω πίνακα περιγράφεται, για κάθε φλάντζα, ο
απαιτούµενος αριθµός σφιγκτήρων IC 63250 DCMZ καθώς και η
ροπή στρέψης που θα εφαρµοστεί.
FLANTZA N. ZEUGOS BIDWMATOS
ISO 200 K 8 35 Nm
H tourmpoantl∂a me fl£ntza eisÒdou ISO 200 F pr◊pei na
sterewqe∂ sto q£lamo kenoÚ m◊sw twn kat£llhlwn mhcanikèn
exarthm£twn Varian. Gia perissÒterej leptom◊reiej bl◊pe to
par£rthma "Tecnik◊j Plhrofor∂ej".
To TV 1001 SEM mpore∂ na egkatastaqe∂ se opoiadÿpote q◊sh.
SHMEIWSH
To
TV 1001 SEM
den mpore∂ na sterewqe∂ diam◊sou thj b£shj
tou.
! PROSOCH
O TV 1001 SEM anhvkei sth deuvterh kathgoriva
egkatavstashÇ (hv upevrtashÇ) pou problevpetai apov ton
kanonismov EN 61010-1. Katav sunevpeia sundevete th
diavtaxh se mia grammhv trofodovthshÇ h opoiva ikanopoieiv
authvn thn kathgoriva.
O TV 1001 SEM evcei buvsmata gia tiÇ eisovdouÇ/////exovdouÇ
kai gia th seiriakhv epikoinwniva pou prevpei na sundeqouvn sta
exwterikav kuklwvmata evtsi wvste na mhn eivnai prositov
kanevna mevroÇ upov tavsh. Bebaiwqeivte ovti h movnwsh thÇ
sundemevnhÇ diavtaxhÇ ston TV 1001 SEM evcei mia
katavllhlh movnwsh akovma kai se katavstash monhvÇ
blavbhÇ ovpwÇ problevpetai apov ton kanonismov EN 61010-1.
Gia thn egkat£stash twn proairetikèn axesou£r, bl◊pe "Tecnik◊j
Plhrofor∂ej".
CRHSH
Se autÿn thn par£grafo anaf◊rontai oi kurièterej epiceirhsiak◊j
diadikas∂ej.
Prin na crhsimopoiÿsete to sÚsthma pragmatopoie∂te Òlej tij
hlektrik◊j kai pneumatik◊j sund◊seij. Kat£ th di£rkeia thj
endecÒmenhj q◊rmanshj tou qal£mou kenoÚ, h qermokras∂a sth
fl£ntza eisÒdou den pr◊pei na xepern£ei touj 120°C.
! KINDUNOS!
Mhn afÿnete pot◊ na leitourge∂ h antl∂a an h fl£ntza eisÒdou
den e∂nai sundem◊nh sto q£lamo kenoÚ ÿ den e∂nai kleistÿ me th
fl£ntza kleis∂matoj.
Mhn agg∂zete thn tourmpoantl∂a kai ta endecÒmena exartÿmat£
thj kat£ tij ergas∂ej q◊rmanshj. H uyhlÿ qermokras∂a mpore∂ na
prokal◊sei proswpik◊j bl£bej.
! PROSOCH
Apofuvgete sugkrouvseiÇ, olisqhvseiÇ hv apovtomeÇ
metakinhvseiÇ thÇ antlivaÇ touvrmpo ovtan brivsketai se
leitourgiva. Qa mporouvsan na pavqoun zhmievÇ ta kouzinevta.
Gia na dioceteÚsete me a◊ra thn antl∂a crhsimopoie∂te a◊ra ÿ
adran◊j a◊rio kaqarÒ apÒ skÒnh ÿ £lla stoice∂a. H p∂esh eisÒdou
diam◊sou thj eidikÿj pÒrtaj, pr◊pei na e∂nai mikrÒterh apÒ 2 bar
(p£nw apÒ thn atmosfairikÿ p∂esh)
Gia thn £ntlhsh polemikèn aer∂wn aut◊j oi antl∂ej e∂nai
efodiasm◊nej me mia eidikÿ qur∂da m◊sw thj opo∂aj e∂nai anagka∂a
h dioc◊teush adranoÚj aer∂ou (Azwto ÿ ArgÒ) gia na
prostateutoÚn ta ◊drana (bl◊pe to par£rthma "Tecnik◊j
Plhrofor∂ej"
!KINDUNOS!
Otan h antl∂a crhsimopoie∂tai gia thn £ntlhsh toxikèn,
eÚflektwn ÿ radienergèn aer∂wn, akolouqe∂te tij kat£llhlej
carakthrhstik◊j diadikas∂ej tou k£qe aer∂ou.
Mh crhsimopoie∂te thn antl∂a parous∂a ekrhktikèn aer∂wn.
/Enaush kai Crÿsh tou TV 1001 SEM
Gia na an£yete to TV 1001 arke∂ na promhqeÚsete thn t£sh
trofodÒthshj. O enswmatwmevnoÇ controller anagnwrivzei
automavtwÇ thn parousiva twn shmavtwn interlock kai
ekkivnhshÇ ki anavbei thn antliva.
H prèth ekk∂nhsh thj antl∂aj g∂netai me ton trÒpo "Soft Start",
pou sto t◊loj tou kÚklou ◊naushj, apenergopoie∂tai autom£twj,
opÒte Òlej oi epÒmenej enaÚseij g∂nontai cwr∂j ton trÒpo "Soft
Start". Gia na ◊cete xan£ m∂a ekk∂nhsh me energÒ "Soft Start"
crei£zetai na apokatastÿsete ton anaferq◊nta trÒpo diam◊sou
software (bl◊pe thn par£grafo "RS 232 COMMUNICATION
DESCRIPTION" sto par£rthma øTecnik◊j Plhrofor∂ejø).
To pr£sino LED LD1 to opo∂o br∂sketai sto pla∂sio thj b£shj
tou TV 1001 SEM endeiknÚei, me th sucnÒthta pou anabosbÿnei,
tij epiceirhsiak◊j sunqÿkej tou sustÿmatoj:
- staqer£ anam◊no¿ h antl∂a e∂nai se kanonikÿ peristrofÿ:
- anabosbÿnei arg£ (per∂odoj per∂pou 400 ms): To sÚsthma
e∂nai se kat£stash an£bashj, ÿ epibr£dunshj, ÿ stop, ÿ
"Waiting for interlock".
- anabosbÿnei grÿgora (per∂odoj per∂pou 400 ms): esfalm◊nh
sunqÿkh.
Stam£thma tou TV 1001 SEM
Gia na stamatÿsete to TV 1001 SEM e∂nai arketÒ na afair◊sete
thn t£sh trofodÒthshj. O enswmatwm◊noj elegktÿj stamat£
am◊swj thn antl∂a.
Stam£thma /Ektakthj An£gkhj
Gia na stamathvsete se sunqhvkeV evktakthV anavgkhV to TV
1001 SEM prevpei na bgavlete to kalwvdio trofodovthshV apov
ton controller.
SUNTHRHSH
To TV 1001 SEM de crei£zetai kamm∂a suntÿrhsh. Opoiadÿpote
ep◊mbash pr◊pei na g∂netai apÒ eidikeum◊no proswpikÒ.
!KINDUNOS!
Prin epiceirÿsete opoiadÿpote ep◊mbash sto sÚsthma,
aposund◊ste to apÒ thn trofodos∂a, k£nte exa◊rwsh sthn antl∂a
ano∂gontaj thn eidikÿ balb∂da, perim◊nete m◊cri na stamatÿsei
tele∂wj o rÒtor kai anam◊nete h epifaneiakÿ qermokras∂a thj
antl∂aj na e∂nai katèterh apÒ 50°C.
Se per∂ptwsh bl£bhj mpore∂te na apeuqunqe∂te sto service thj
Varian ÿ sto “Varian advanced exchange service”, pou saj d∂nei
th dunatÒthta na antikatastÿsete thn calasm◊nh antl∂a me m∂a
£llh anazwogonhm◊nh.
SHMEIWSH
Prin epistr◊yete ston kataskeuastÿ thn antl∂a gia episkeuÿ ÿ
gia
advanced exchange service
, enai apara∂thto na
sumplhrèsete kai na parousi£sete sto topikÒ Grafe∂o
Pwlÿsewn, to ◊ntupo øSigouri£ kai Uge∂aø sunhmm◊no sto parÒn
egceir∂dio odhgièn. Ant∂grafo tou ∂diou entÚpou pr◊pei na up£rcei
m◊sa sth suskeuas∂a thj antl∂aj prin apÒ thn apostolÿ.
Otan pl◊on ◊na sÚsthma pr◊pei na dialuqe∂, procwre∂te sthn
exoudet◊rwsÿ tou thrèntaj tij eidik◊j eqnik◊j diat£xeij.

INSTRUCTIONS FOR USE
23 87-900-973-01
GENERAL INFORMATION
This equipment is destined for use by professionals. The user
should read this instruction manual and any other additional
information supplied by Varian before operating the equipment.
Varian will not be held responsible for any events occurring due
to non-compliance, even partial, with these instructions, im-
proper use by untrained persons, non-authorized interference
with the equipment or any action contrary to that provided for by
specific national standards.
The TV 1001 SEM series pumps are turbo-molecular pumps for
high and ultra-high vacuum applications and can pump any
type of gas or gas compound. They are not suitable for pump-
ing liquids or solid particles.
The pumping action is obtained through a high speed turbine
(max. 38000 rpm) driven by a high-performance 3-phase elec-
tric motor. The TV 1001 SEM is free of contaminating agents
and, therefore, is suitable for applications requiring a "clean"
vacuum.
It is equipped with auxiliary connectors to supply an additional
fan, to control the vent valve, to be controlled from a remote site
by means of an host computer connected through a serial line
(RS232 or RS485).
The following paragraphs contain all the information necessary
to guarantee the safety of the operator when using the equip-
ment. Detailed information is supplied in the appendix "Techni-
cal Information".
This manual uses the following standard protocol:
! WARNING!
The warning messages are for attracting the attention of the
operator to a particular procedure or practice which, if not fol-
lowed correctly, could lead to serious injury.
! CAUTION
The caution messages are displayed before procedures which,
if not followed, could cause damage to the equipment.
NOTE
The notes contain important information taken from the text.
STORAGE
In order to guarantee the maximum level of performance and
reliability of Varian Turbomolecular pumps, the following guide-
lines must be followed:
• when shipping, moving and storing pumps, the following
environmental specifications should not be exceeded:
• temperature range: -20 °C to 70 °C
• relative humidity range: 0 to 95% (non condensing)
• the turbomolecular pumps must be always soft-started
when received and operated for the first time by the cus-
tomer
• the shelf life of a turbomolecular pump is 10 months from
the shipping date.
! CAUTION
If for any reason the shelf life time is exceeded, the pump has
to be returned to the factory. Please contact the local Varian
Vacuum Sales and Service representative for informations.
PREPARATION FOR INSTALLATION
The TV 1001 SEM is supplied in a special protective packing. If
this shows signs of damage which may have occurred during
transport, contact your local sales office.
When unpacking the system, be sure not to drop it and avoid
any kind of sudden impact or shock vibration to it.
Do not dispose of the packing materials in an unauthorized
manner. The material is 100% recyclable and complies with
EEC Directive 85/399.
! CAUTION
In order to prevent outgassing problems, do not use bare hands
to handle components which will be exposed to vacuum. Al-
ways use gloves or other appropriate protection.
NOTE
Normal exposure to the environment cannot damage the TV
1001 SEM. Nevertheless, it is advisable to keep it closed until it
is installed in the system, thus preventing any form of pollu-tion
by dust.
INSTALLATION
! CAUTION
Do not remove the adhesive and protective cap before con-
necting the turbopump to the system.
Do not install or use the pump in an environment exposed to
atmospheric agents (rain, snow, ice), dust, aggressive gases,
or in explosive environments or those with a high fire risk.
During operation, the following environmental conditions must
be respected:
- maximum pressure: 2 bar above atmospheric pressure
- temperature: from +5 °C to +35 °C (see the diagram pres-
sure-temperature in the appendix “Technical Information”)
- relative humidity: 0 - 95% (non-condensing)
In the presence of magnetic fields the pump must be protected
using a ferromagnetic shield. See the appendix "Technical In-
formation" for detailed information.
The TV 1001 SEM must be connected to a primary pump (see
"Technical Information").

INSTRUCTIONS FOR USE
24 87-900-973-01
PUMP FIXING
! WARNING!
If a rotor failure occurs, the connection of the pump to the sys-
tem could be subjected to a significant torque. If the connection
is not sufficient to withstand that torque, the pump could detach
from the system or the motor housing could detach from the
pump envelope. In this case metal fragments could be pro-
jected from the pump or system, which could cause serious
injury or death and/or damage to surrounding equipment.
Fix the TV 1001 SEM in a stable position, mounting the inlet
flange of the turbopump to the system counter-flange, with a
connection capable of withstanding a torque of 8900 Nm
around its axis.
For example the ISO-K flange can be fixed using high strength
steel clamps (like Varian model IC63250DCMZ).
The following table shows, for each flange, the necessary num-
ber of IC63250DCMZ clamps and the relevant fixing torque.
FLANGE N. FIXING TORQUE
ISO 200 K 8 35 Nm
The turbopump with ISO 200 F inlet flange must be fixed to the
vacuum chamber by means of the appropriate Varian hard-
ware. See the appendix "Technical Information" for a detailed
description.
The TV 1001 SEM can be installed in any position.
NOTE
The TV 1001 SEM cannot be fixed by means of its base.
! CAUTION
The TV 1001 SEM belongs to the second installation (or over-
voltage) category as per directive EN 61010-1. Connect the
device to a mains line that satisfy the above category.
The TV 1001 SEM has Input/Output and serial communication
connectors that must be connected to external circuits in such a
way that no electrical part is accessible.
Be sure that the insulation of the device connected to the TV
1001 SEM is adequate even in the case of single fault as per
directive EN 61010-1.
For installation of optional accessories, see "Technical Infor-
mation".
USE
This paragraph details the fundamental operating procedures.
Make all electrical an pneumatic connections before the use of
the system.
While heating the vacuum chamber, the temperature of the inlet
flange must not exceed 120 °C.
! WARNING!
Never use the turbopump when the inlet flange is not con-
nected to the vacuum chamber or is not blanked.
Do not touch the turbopump or any of its accessories during the
heating process. The high temperatures may cause burns.
! CAUTION
Avoid impacts, oscillations or harsh movements of the pump
when in operation. The bearings may become damaged.
Use air or inert gas free from dust or particles for venting the
pump. The pressure at the vent port must be less than 2 bar
(above atmospheric pressure).
For pumping aggressive gases, these pumps are fitted with a
special port to allow a steady flow of inert gas (like N2, Ar) for
pump bearing protection (see the appendix "Technical Informa-
tion").
!WARNING!
When employing the pump for pumping toxic, flammable, or
radioactive gases, please follow the required procedures for
each gas disposal.
Do not use the pump in presence of explosive gases.
Switching on and Use of TV 1001 SEM
To switch on the TV 1001 SEM it is necessary to supply the
mains to the controller (optional). It automatically recognizes
the interlock and start signals presence and start up the pump.
The first pump start up is in “Soft Start” mode. When the start
up cycle is finished, the “Soft Start” mode automatically is dis-
abled, and the following start ups are without the “Soft Start”
mode. To re-enable the “Soft Start” mode it must be activated
by the suitable software command (see the paragraph “RS
232/485 COMMUNICATION DESCRIPTION” in the appendix
“Technical Information”).
The green LED located on the TV 1001 SEM base front panel
indicates with its flashing frequency the system operating con-
ditions:
- with no flashing: the pump is normally rotating;
- slowly flashing (period of about 400 ms): the system is in
ramp, or in braking, or in Stop, or in “Waiting for interlock”
status;
- fast flashing (period of about 200 ms): error condition.
TV 1001 SEM Switching off
To switch off the TV 1001 SEM it is necessary to remove the
mains from the controller. It immediately stops the pump.
Emergency Stop
To immediately stop the TV 1001 SEM in an emergency condi-
tion it is necessary to remove the supply cable from the mains
plug.
MAINTENANCE
The TV 1001 SEM does not require any maintenance. Any work
performed on the system must be carried out by author-ized
personnel.
!WARNING!
Before carrying out any work on the system, disconnect it from
the mains, vent the pump by opening the appropriate valve,
wait until the rotor has stopped turning and wait until the sur-
face temperature of the pump falls below 50 °C.
In the case of breakdown, contact your local Varian service
center who can supply a reconditioned system to replace that
broken down.
NOTE
Before returning the system to the constructor for repairs, or
replacement with a reconditioned unit, the "Health and Safety"
sheet attached to this instruction manual must be filled-in and
sent to the local sales office. A copy of the sheet must be in-
serted in the system package before shipping.
If a system is to be scrapped, it must be disposed of in accor-
dance with the specific national standards.

TECHNICAL INFORMATION
DESCRIPTION OF THE TV 1001 SEM
The TV 1001 SEM pumping system consists of a
pump with a dedicated controller fixed to it. The
system is available in two models that differ in the
high vacuum flange.
The TV 1001 SEM pump two models are:
− Model 969-8939 with ISO 200K high vacuum
flange;
− Model 969-8940 with ISO 200F high vacuum
flange.
The following figures show the two models.
TorrVTurbo -SEM
1001 Macro
Model 969-8939
SEM
-
Turbo 1001V Macro Torr
Model 969-8940
The controller model 969-8978 is also available as
an option.
Controller model 969-8978
Pump Description
The pump consists of a high frequency motor driv-
ing a turbine fitted with 8 bladed stages and 4
Macrotorr stages. The turbine rotates in an anti-
clockwise direction when viewed from the high
vacuum flange end.
The turbine is made of high-strength aluminium
alloy, machined from a single block.
Proceeding from the high vacuum to the for vac-
uum region, the turbine stages sequence is:
• 1st stage with a blade angle of 40°,
• 2nd stage with a blade angle of 34°,
• 3rd stage with a blade angle of 28°,
• 4th and 5th stages with a blade angle of 24°,
• 6th stage with a blade angle of 20°,
• 7th and 8th stages with a blade angle of 16°.
The Macrotorr stages are in the form of four discs.
The turbine rotor is supported by permanently lu-
bricated high precision ceramic ball bearings in-
stalled on the forevacuum side of the pump.
The static blades of the stator are made of
stainless steel. These are supported and accu-
rately positioned by spacer rings.
The Macrotorr stators are in the form of self-
positioning machined discs with pumping channels
and an opening restricted by the corresponding
rotor discs. These are made of aluminium alloy.
The pump can be water cooled or air cooled: in the
first case the customer can use the dedicated
channels on the pump body, in the second case
an external optional fan is available.
A thermistor sensor is mounted near the upper
bearing to prevent the pump from overheating.
The pump is balanced after assembly with a resid-
ual vibration amplitude, measured at the pump's
envelope, less than 350 mm/sec2.
The pump can operate in any position and can be
supported on the high vacuum flange. The
connection of the forevacuum on the side of the
pump is a KF 40 NW flange.
VTurbo -Macro
SEM
1001 Torr
25 87-900-973-01

TECHNICAL INFORMATION
Controller Description
The dedicated controller is a solid-state frequency
converter which is driven by a single chip micro-
computer and is composed of two PCBs which in-
clude power supply and 3-phase output, analog
and input/output section, microprocessor and digi-
tal section.
The power supply, together with the 3-phase out-
put, converts the single phase AC mains supply
into a 3-phase, low voltage, medium frequency
output which is required to power the pump.
The controller can be operated by a remote host
computer via the serial connection. A Windows-
based software is available (optional).
TECHNICAL SPECIFICATION
Pumping speed (with
inlet screen)
N
2:
He:
H
2:
ISO 200K / ISO 200F:
950 l/s
870 l/s
900 l/s
Compression ratio
N
2
He
H
2
1 x 109
1 x 107
1 x 106
Base pressure
with recommended
forepump
< 1 x 10-10 mbar
(< 1 x 10-10 Torr)
(According to standard DIN 28 428,
the base pressure is that measured
in a leak-free test dome, 48 hours
after the completion of test dome
bake-out, with a Turbopump fitted
with a ConFlat flange and using the
recommended pre-vacuum pump)
Inlet flange ISO 200K, ISO 200F
Foreline flange KF 40 NW
Rotational speed 38000 rpm
Start-up time < 4 minutes
Recommended
forepump
DS 402, TriScroll 300
Operating position Any
Operating ambient
temperature
+5 °C to +35 °C
Bakeout temperature 80° C at inlet flange max.
Vibration level
(Data measured with
an indicated bearing
temperature of 20
°C: see vibration
graph in the following
figure)
bearing peak: < 45 mm/sec2
residual unbalance: < 350 mm/sec2
(see the following typical vibration
graph)
Lubricant permanent lubrication
Cooling require-
ments
Forced air or water
Coolant water Minimum flow: 200 l/h (0.89 GPM)
Temperature: +10 °C to +20 °C
Pressure: 3 to 5 bar (45 to 75 psi)
Noise level <45 dB(A) at 1 meter
Power supply:
Input voltage:
Input freq.:
Max input power:
Stand-by power:
Max operating
power:
100 - 240 Vac
50 - 60 Hz
850 VA
30 to 35 W
450 W with water cooling
220 W with air cooling
Protection fuse 1 x 6.3 A
Compliance with: UNI EN 292-1
UNI EN 292-2
EN-CENELEC 55011
IEC 1000-4-2 (ex 801-2)
IEC 1000-4-3 (ex 801-3)
IEC 1000-4-4 (ex 801-4)
EN 61010-1 (IEC 1010-1)
EN 1012-2
Installation category II
Pollution degree 2
Power cable With European or NEMA plug
3 meters long (optional)
Serial communica-
tion (Navigator kit)
RS232 cable with a 9-pin D type
male connector and a 9-pin D type
female connector, and Navigator
software (optional)
Storage temperature -20° C to +70° C
Weight kg (lbs)
ISO 200K flange
ISO 200F flange
19 (41.8)
19.4 (43)
Controller 5.4 (12)
NOTE
When the TV 1001 SEM has been stored at a
temperature less than 5°C, wait until the system has
reached the above mentioned temperature.
26 87-900-973-01

TECHNICAL INFORMATION
Typical Vibration Spectrum
TV 1001 SEM OUTLINE
The following figure shows the TV 1001 SEM outlines (dimensions are in mm [inches]).
-
Turbo 1001VMacro Torr Torr
SEM VTurbo -SEM
1001 Macro
27 87-900-973-01

TECHNICAL INFORMATION
Graph of nitrogen pumping speed vs inlet pressure
Graph of compression ratio vs foreline pressure
Graph of nitrogen throughput vs inlet pressure using
the recommended mechanical forevacuum pump
28 87-900-973-01

TECHNICAL INFORMATION
INTERCONNECTIONS
The following figure shows the TV 1001 SEM in-
terconnections.
Macro1001Turbo V
-SEM Torr
P3 - Vent
This is a dedicated 24 Vdc connector to control the
optional vent valve.
P4 – External fan
This is a dedicated 24 Vdc connector to supply the
optional external fan.
J1 - IN-OUT
This connector carries all the input and output sig-
nals to remote control the TV 1001 SEM.
It is a 15-pins D type connector; the available sig-
nals are detailed in the table, the following para-
graphs describe the signal characteristics and use.
PIN N. SIGNAL NAME INPUT/
OUTPUT
1 START/STOP (+) IN
2 START/STOP (-) IN
3 INTERLOCK (+) IN
4 INTERLOCK (-) IN
5 SPEED SETTING (+) IN
6 SPEED SETTING (-) IN
7 SOFT START (+) IN
8 SOFT START (-) IN
9 +24 Vdc OUT
10 SPARE
11 PROGRAMMABLE SET POINT OUT
12 SPARE
13 FAULT OUTPUT OUT
14 PROGRAMMABLE ANALOG
SIGNAL (+)
OUT
15 • GROUND
• PROGRAMMABLE ANALOG
SIGNAL (-)
OUT
Signal description
START/STOP: input signal to start or stop the
pump. With the supplied cover connector the
START/STOP (+) signal is connected to the +24
Vdc pin and the START/STOP (-) signal to the
GROUND pin: in this condition the pump automati-
cally starts as soon as the controller recognises
the input supply ("Plug & Pump").
INTERLOCK: input signal to control the pump
rotation. With the supplied cover connector the IN-
TERLOCK (+) signal is connected to the +24 Vdc
pin and the INTERLOCK (-) signal to the
GROUND pin.
29 87-900-973-01

TECHNICAL INFORMATION
SPEED SETTING: PWM input signal to set the
pump speed. The PWM signal characteristics must
be the following:
• frequency: 100 Hz +/-20%
• ampitude: 24 V max
• duty cycle range: from 25% to 75%
• corresponding to a pump speed from 272 Hz
to 633 Hz (see the following diagram).
NOTE
The duty cycle percentage is referred to the low
level portion of the PWM signal
PROGRAMMABLE ANALOG SIGNAL: this out-
put signal is a voltage (from 0 to 10 Vdc) propor-
tional to a reference quantity (frequency or power)
set by the user. The default setting is the fre-
quency (see the following example diagram).
FAULT: this open collector output signal is ON
when a system fault condition is detected.
PROGRAMMABLE SET POINT: this open collec-
tor output signal is enabled when the reference
quantity chosen (frequency, current or time) is
higher than the set threshold. The signal can be
"high level active" (that is the output is normally at 0
Vdc and becomes 24 Vdc when activated), or "low
level active" (that is the output is normally at 24 Vdc
and becomes 0 Vdc when activated). Moreover, if
the reference quantity is the frequency or the cur-
rent drawn, it is possible to set the hysteresis (in %
of the threshold value) to avoid bouncing.
For example:
− reference quantity: frequency
− threshold: 500 Hz
− hysteresis: 1%
− activation type: "high level"
The set point output stays at 0 Vdc until the fre-
quency becomes higher than 505 Hz (that is 500
Hz + 1% of 500 Hz), then the output goes at 24
Vdc and stays at 24 Vdc until the frequency be-
comes lower than 495 Hz (that is 500 Hz – 1% of
500 Hz).
It is possible to delay the set point checking for a
programmable delay time.
The PROGRAMMABLE SET POINT signal has the
following default settings:
− reference quantity: frequency
− thereshold: 643 Hz
− hysteresis: 2%
− activation type: high level
− delay time: 0 second
NOTE
The Navigator Software (optional) allows the op-
erator to set all the programmable feature.
When no external input-output device is available
this connector must be closed with the supplied
mating connector that short-circuits the START
and INTERLOCK inputs with the GROUND input
(see the following figure).
30 87-900-973-01

TECHNICAL INFORMATION
How to connect the open-collector inputs of
the controller
Here below there are the typical connections of the
open collector input of TV 1001 SEM to an exter-
nal system. Two cases are considered:
1. the customer supplies the 24 Vdc
2. the customer does not supply the 24 Vdc.
Please note that on the connector a 24 Vdc, 60
mA voltage, a GROUND signal and the open col-
lector pin are available.
Case 1
Case 2 with relay utilisation
Case 2 with transistor utilisation
31 87-900-973-01

TECHNICAL INFORMATION
How to connect the outputs of the controller
The following figure shows a typical logic output
connection (relay coil) but any other device may be
connected e.g. a LED, a computer, etc., and the
related simplified circuit of the controller. The fig-
ure example refers to the programmable set point
signal on pins 11 and 9.
Typical output connection
P2 - Serial
This is a 9 pin D-type serial input/output connector
to control via an RS 232 or RS 485 connection the
TV 1001.
PIN N. SIGNAL NAME
1 SPARE
2 TX (RS232)
3 RX (RS232)
4 SPARE
5 GND
6 A + (RS485)
7 SPARE
8 B – (RS485)
9 RESERVED
Note that the vent valve can also be controlled by
means of the serial connection.
A serial communication kit with a serial cable and
the Navigation software is available (optional).
RS 232/RS 485 COMMUNICATION
DESCRIPTION
Both the RS 232 and the RS 485 interfaces are
available on the connector P2.
The communication protocol is the same (see the
structure below), but only the RS 485 manages the
address field. Therefore to enable the RS 485 is
necessary to select the type of communication as
well as the device address by means of the Navi-
gator software.
Communication Format
• 8 data bit
• no parity
• 1 stop bit
• baud rate: 600/1200/2400/4800/9600 pro-
grammable
Communication Protocol
The communication protocol is a MASTER/SLAVE
type where:
• Host = MASTER
• Controller = SLAVE
The communication is performed in the following
way:
• the host (MASTER) send a MESSAGE + CRC
to the controller (SLAVE);
• the controller answer with an ANSWER + CRC
to the host.
The MESSAGE is a string with the following format:
<STX>+<ADDR>+<WIN>+<COM>+<DATA>+<ETX>+<CRC>
where:
NOTE
When a data is indicated between two quotes (‘...’)
it means that the indicated data is the correspond-
ing ASCII character.
− <STX> (Start of transmission) = 0x02
− <ADDR> (Unit address) = 0x80 (for RS 232)
<ADDR> (Unit address) = 0x80 + device num-
ber (0 to 31) (for RS 485)
− <WIN> (Window) = a string of 3 numeric char-
acter indicating the window number (from ‘000’
to ‘999’); for the meaning of each window see
the relevant paragraph.
− <COM> (Command) = 0x30 to read the win-
dow, 0x31 to write into the window
32 87-900-973-01

TECHNICAL INFORMATION
− <DATA> = an alphanumeric ASCII string with
the data to be written into the window. In case
of a reading command this field is not present.
The field length is variable according to the
data type as per the following table:
DATA TYPE FIELD
LENGTH
VALID
CHARACTERS
Logic (L) 1 ‘0’ = OFF
‘1’ = ON
Numeric (N) 6 ‘-‘, ‘.’, ‘0’ . . . ‘9’ right
justified with ‘0’
Alphanumeric (A) 10 from blank to ‘_’ (ASCII)
− <ETX> (End of transmission) = 0x03
− <CRC> = XOR of all characters subsequent to
<STX> and including the <ETX> terminator.
The value is hexadecimal coded and indicated
by two ASCII character.
The addressed SLAVE will respond with an AN-
SWER whose structure depends from the MESSAGE
type.
When the MESSAGE is a reading command, the
SLAVE will respond transmitting a string with the
same structure of the MESSAGE.
NOTE
Using the RS 485 interface, the message structure
remains identical to the one used for the RS 232
interface, the only difference being that the value
assigned to the ADDRESS <ADDR>
Examples:
Command: START
Source: PC
Destination: Controller
02 80 30 30 30 31 31 03 42 33
STX ADDR WINDOW WR ON ETX CRC
Source: Controller
Destination: PC
02 80 06 03 38 35
STX ADDR ACK ETX CRC
Command: STOP
Source: PC
Destination: Controller
02 80 30 30 30 31 30 03 42 32
STX ADDR WINDOW WR OFF ETX CRC
Source: Controller
Destination: PC
02 80 06 03 38 35
STX ADDR ACK ETX CRC
Command: SOFT-START (ON)
Source: PC
Destination: Controller
02 80 31 30 30 31 31 03 42 32
STX ADDR WINDOW WR ON ETX CRC
Source: Controller
Destination: PC
02 80 06 03 38 35
STX ADDR ACK ETX CRC
Command: SOFT-START (OFF)
Source: PC
Destination: Controller
02 80 31 30 30 31 30 03 42 33
STX ADDR WINDOW WR OFF ETX CRC
Source: Controller
Destination: PC
02 80 06 03 38 35
STX ADDR ACK ETX CRC
33 87-900-973-01

TECHNICAL INFORMATION
Window Meanings
N. Read/
Write
Data
Type
Description Admitted
Values
000 R/W L Start/Stop
(in remote
mode the
window is a
read only)
Start = 1
Stop = 0
008 R/W L Remote
(default) or
Serial con-
figuration
Remote = 1
Serial = 0
(default = 1)
100 R/W L Soft Start
(write only in
Stop condi-
tion)
YES = 1
NO = 0
(default = 1 the
first time and 0
the following)
101 R/W N Set Point
type
0 = Frequency
1 = Current
2 = Time
(default = 0)
102 R/W N Set Point
threshold
(expressed
in Hz, mA or
s)
(default = 643)
103 R/W N Set Point
delay: time
between the
pump start
and the set
point check
(seconds)
0 to 99999
(default = 0)
104 R/W L Set Point
signal activa-
tion type: the
signal can be
"high level
active" or
"low level ac-
tive"
0 = high level ac-
tive
1 = low level ac-
tive
(default = 0)
105 R/W N Set point
hysteresis
(in % of
threshold)
0 to 100
(default = 2)
106 R/W L Intercooling 0 = NO
1 = YES
107 R/W L Active Stop
(write only in
stop)
0 = NO
1 = YES
108 R/W N Baud rate 600 = 0
1200 = 1
2400 = 2
4800 = 3
9600 = 4
(default = 4)
109 W L Pump life/
cycle time/
cycle num-
ber reset
To reset write ‘1’
110 R/W L Interlock
type
(default = 1)
Impulse = 0
Continuous = 1
N. Read/
Write
Data
Type
Description Admitted
Values
111 R/W L Analog out-
put type:
output volt-
age signal
proportional
to frequency
or power
0 = frequency
1 = power
(default = 0)
120 R/W N Rotational
frequency
setting (Hz)
150 to 650
(default = 650)
121 R/W N Maximum
rotational
frequency in
Hz (active
only in Stop
condition)
150 to 650
(default = 650)
122 R/W L Set vent
valve on/off
(on = closed)
On = 1
Off = 0
(default = 1)
123
124
Reserved to Varian service
125 R/W L Set the vent
valve
operation
Automatic = 0
(see note 1.)
On command = 1
(see note 2.)
126 R/W N Vent valve
opening
delay
(expressed
in 0.2 sec)
0 to 65535
(corresponding to
0 to 13107 sec)
130 Reserved to Varian service
200 R N Pump
current in
mA dc
201 R N Pump volt-
age in Vdc
202 R N Pump power
in W (pump
current x
pump voltage
duty cycle)
203 R N Driving fre-
quency in
Hz
204 R N Pump tem-
perature in
°C
0 to 70
205 R N Pump status Stop = 0
Waiting intlk = 1
Starting = 2
Auto-tuning = 3
Braking = 4
Normal = 5
Fail = 6
206 R N Error code Bit description:
see the following
figure
210 R
(see
note 3)
N Actual rota-
tion speed
in Hz
150 to 650
34 87-900-973-01

TECHNICAL INFORMATION
N. Read/
Write
Data
Type
Description Admitted
Values
300 R N Cycle time
in minutes
(zeroed by
the reset
command)
0 to 4x109
301 R N Cycle num-
ber (zeroed
by the reset
command)
0 to 4x109
302 R N Pump life in
hours (ze-
roed by the
reset com-
mand)
0 to 4x109
320
to
399
Reserved to Varian service
400 R A CRC
EPROM
(QE)
QE5XXXX
(where “XXXX”
are variable)
402 R A CRC Pa-
ram. (PA)
PA5XXXX
(where “XXXX”
are variable)
500 Reserved to Varian service
503 R/W N RS 485 ad-
dress
0 to 31
(default = 0)
504 R/W L Serial type
select
0 = RS 232
1 = RS 485
(default = 0)
NOTES
1. Automatic means that when the controller
stops, the vent valve is opened with a delay de-
fined by window n. 126; when the controller
starts, the vent valve is immediately closed.
2. On command means that the vent valve is
opened or closed by means of window n. 122.
3. These commands remove the pump motor
supply for a short time. If they are used con-
tinuously, they can cause the pump stopping.
7 6 5 4 3 2 1 0
TOO HIGH LOAD NO CONNECTION
SHORT CIRCUIT PUMP OVERTEMP.
OVERVOLTAGE CONTROLL. OVERTEMP.
AUX FAIL POWER FAIL
Window N. 206 Bit Description
INLET SCREEN INSTALLATION
The inlet screen mod. 969-9316 prevents the
blades of the pump from being damaged by debris
greater than 0.7 mm diameter.
The inlet screen, however, does reduce the pump-
ing speed by about 10%.
The inlet screen is fitted in the upper part of the
pump, as shown in the figure.
The screen can be mounted on each pump.
The screen can be removed as shown in the fol-
lowing figure.
35 87-900-973-01

TECHNICAL INFORMATION
The following figure shows the overall flange di-
mensions with the protection screen fitted on
pump with ISO 200F flange and pump with ISO
200K flange.
AIR COOLING KIT INSTALLATION
TV 1001 SEM with Navigator Controller
An air cooling kit (mod. 969-9297) is available to
improve the TV 1001 SEM cooling during heavy
operational conditions (optional).
Fan specifications:
− air flow: 200m3/h
− input voltage: 24 Vdc
− dimensions: 127x127x38 mm (5 x 5 x 1.5 in.)
− power: 4.7 W
The fan bracket is shaped so that it can be
mounted close to the pump.
To fix the fan to the TV 1001 SEM case execute
the following procedure (see the following figure):
1. Fix the fan to the suitable bracket by means of
the furnished screws;
2. Fix the bracket to the pump body between the
pump and the controller;
3. Connect the fan supply to the P4 connector of
the controller.
-
Turbo V
TV 1001 SEM Pump with Standard Rack
Controller
When the TV 1001 SEM pumps are used with the
standard rack controller, it is necessary to utilize
the air cooling kit model 969-9315.
36 87-900-973-01

TECHNICAL INFORMATION
Fan specification:
− air flow: 55 l/s (120 CFM)
− input voltage: 120 Vac 50-60 Hz
− maximum power: 17 W
− dimensions: 127 x 127 mm (5 x 5 inches)
To fix the fan to the pump, position it ensuring that
the holes in the plate line up with those in the
pump base. Insert the respective washers and
screws and tighten with a screwdriver. Connect
the fan to the controller.
WATER COOLING KIT INSTALLATION
Two types of water cooling kits are available to be
mounted when the pump is used under heavy load
conditions or when air cooling is insufficient.
The two model part numbers are: 969-9337
(metallic model), and 969-9347 (plastic model).
Model 969-9337
Model 969-9347
! CAUTION
The items of the plastic model kit must be assem-
bled as shown in the following figure
The assembled kit must be screwed into the suit-
able holes of the pump body with a recommended
closing torque of 5 Nm.
Two 6 mm (1/4") internal diameter rubber or plastic
hoses from the water supply must be fitted to the
two nozzles.
37 87-900-973-01

TECHNICAL INFORMATION
NOTE
These hoses must be held on the respective noz-
zles using hose clips to avoid that the tube(s) gets
loose or disconnected during operation.
Cooling may be carried out either through an open
circuit with eventual discharge of the water, or us-
ing a closed circuit cooling system.
The water temperature must be between +10°C
and +20°C, with an inlet pressure between 3 and 5
bar. This allows a flow of about 200 l/h.
NOTE
The water electrical conductance must be
≤
500
µ
s/cm. When the conductance is higher, in closed
water circuit, the use of up to 20% of Ethyl-Glycole
is suggested.
VENT ACCESSORIES
The vent valve and vent device allow to avoid un-
desired venting of the pump during temporary
power failure and enables an automatic vent op-
eration.
TV 1001 SEM Controller Compatible
Vent Valve mod. 969-9834
This vent valve waits before opening a minimum
time of about 5 sec. This time can be increased up
to about 220 min. by means of a setting of the
Navigator software (optional).
To install the vent valve, unscrew the threaded
plug (see figure below).
Then screw the vent valve into the pump and
tighten it using a 16 mm hexagonal spanner with a
torque of 2.5 Nm.
! CAUTION
Do not overtighten the valve as this may damage
the thread on the pump.
Then connect the cable from the valve to the suit-
able connector on the controller (see the preced-
ing paragraph “INTERCONNECTIONS”).
38 87-900-973-01

TECHNICAL INFORMATION
Standard Rack Controller Compatible
Vent Valve mod. 969-9843
This vent valve has a fixed delay time of about 5
sec. This time can be increased up to about 220
min. by means of a setting of the Navigator soft-
ware (optional).
To install the vent valve execute the same steps
as the vent valve model 969-9834 (see the above
paragraph).
Vent Device mod. 969-9831
The vent device has adjustable delay time (up to
36 min.).
To install the vent device unscrew and remove the
threaded plug (see figure below).
Screw the flange mod. 969-9108 on the pump, tak-
ing care of the o-ring right position.
Assemble the seal ring and lock the vent device in
position using the KF klamp.
VIBRATION ISOLATOR INSTALLATION
Single Damper
Two vibration isolators for ISO 200K and ISO 200F
inlet flange version pumps are available as acces-
sories.
The two model part numbers are the following:
− model 969-9346 for ISO 200K flange;
− model 969-9374 for ISO 200F flange.
They typically reduce the vibration transmitted
from the TV 1001 SEM to the system by a factor G
that depends on vibration frequency. In the follow-
ing table you can find the values of G for the most
relevant peaks in the pump vibration spectrum.
PEAKS G – AXIAL
DIRECTION
G – RADIAL
DIRECTION
Cages 20 100
Unbalance 10 20
Where "axial" is the same axis as spin axis of the
rotor, and radial is perpendicular to it.
For more information please refer to the relevant
instruction manual.
39 87-900-973-01

TECHNICAL INFORMATION
Double Damper
If you need an higher damping factor (lower vibra-
tion transmitted from pump to system) you can as-
semble the pump with a series of two single
dampers (for more information please refer to the
relevant instruction manual).
In the following table you can find the typical val-
ues of the damping factor (G) for the double
damper.
PEAKS G – AXIAL
DIRECTION
G – RADIAL
DIRECTION
Cages 100 1000
Unbalance 300 > 1000
Where "axial" is the same axis as spin axis of the
rotor, and radial is perpendicular to it.
PURGE VALVE INSTALLATION
A gas purge valve is available to protect the pump
bearings against particulate and corrosive gases
that could move into the pump.
To install the gas purge valve it is necessary to
unscrew the purge port cover as shown in the
following figure,
and then screw the gas purge valve (with a torque
of 2.5 Nm) as shown in the following figure.
SERIAL CABLE INSTALLATION
The supplied serial cable must be installed when
the TV 1001 SEM or the optional vent valve have
to be controlled by means of a remote computer.
The cable is installed fixing the 9 pin D-type con-
nector into the P2 serial connector as shown in the
following figure.
40 87-900-973-01

TECHNICAL INFORMATION
TV 1001 SEM CONTROLLER INSTALLATION
The controller can be mounted in two position:
− bottom mounting (as per the complete system)
− side mounting.
To install the controller execute the following pro-
cedures.
Bottom mounting
See the following figure.
1. Turn the pump upside-down;
2. Place the three fixing blocks with the through
holes toward the inside, and fix them with the
three M6 screws to the pump bottom;
3. Place the controller on the blocks, with the
pump cable toward the pump body;
4. Fix the controller to the blocks by means of the
three socket head screws M5;
5. Turn the pump again;
6. Plug the line card and connect the pump cable
to the pump;
7. Connect the mating connector with the jumper
on the interlock signal to start the pump.
Side mounting
NOTE
The L-shaped bracket (P/N 969-9298) is available
as an option.
See the following figure.
1. Place the L-shaped bracket on the controller,
with the pump cable toward the bracket, and
fix it by means of the three socket head
screws M5, the washers and the nuts. The 6
holes on the bracket allows to mount the con-
troller with the rotation angle that you like;
2. Turn the pump upside-down;
3. Place the bracket on the pump bottom (the
hole on the bracket has the same diameter as
the pump bottom flange);
4. Screw a little bit the three screws M6 in the ho-
les on the pump bottom;
5. Rotate the bracket until the controller is on the
chosen position;
6. Tighten the screws properly;
7. Turn the pump again;
8. Plug the line card and connect the pump cable
to the pump;
9. Connect the mating connector with the jumper
on the interlock signal to start the pump.
41 87-900-973-01

TECHNICAL INFORMATION
TYPICAL LAYOUT DIAGRAM
With Navigator Controller
1. Turbo-V Navigator controller
2. Vent valve
3. Vacuum pump shut-off valve (optional)
4. System vent valve (optional)
5. Vacuum chamber
6. Ionization gauge
7. Fore-vacuum pump connecting flange
8. Oil mist eliminator
9. Fore-vacuum pump with internal one-way val-
ve
10. Fore-vacuum pump control relay
11. Connection for water cooling
12. Roughing line with valve (optional)
13. Turbopump
14. Fan
15. Flexible connection
With Standard Rack Controller
1. Turbo-V standard rack controller
2. Vent valve
3. Vacuum pump shut-off valve (optional)
4. System vent valve (optional)
5. Vacuum chamber
6. Ionization gauge
7. Fore-vacuum pump connecting flange
8. Oil mist eliminator
9. Fore-vacuum pump with internal one-way
valve
10. Fore-vacuum pump control relay
11. Connection for water cooling
12. Roughing line with valve (optional)
13. Turbopump
14. Fan
15. Flexible connection
42 87-900-973-01

TECHNICAL INFORMATION
Connection A – HIGH VACUUM FLANGE
For ISO-K flange connections, fix the two flanges
with the clamps as shown in the figure.
! WARNING!
It is mandatory to connect the pump in such a way
to withstand the torque specified in the "IN-
STRUCTION FOR USE" section. Specifically pay
attention to clamp design, material of clamps and
bolts and bolt fixing torque.
To facilitate assembly and dismantling, apply Fel-
pro C-100 high temperature lubricant to the screw
threads protruding from the flange and between
the nuts and flange.
Note that the connections can be made only with
the bolt in the lower side.
Attach the units and tighten each one in turn. Re-
peat the sequential tightening until the flange faces
meet.
! CAUTION
Exercise care when tightening nuts and bolts to
avoid creating dents in the envelope as this may
cause the pump rotor to lock.
Connection B – FORE-VACUUM PUMP
A flange KF 40 NW is available to connect the TV
1001 SEM pump to the fore-vacuum pump. A hose
or vacuum approved pipe can be used. If a rigid
pipe is used, any vibration generated by the me-
chanical pump must be eliminated through the use
of bellows.
NOTE
The TV 1001 SEM pump is characterized by its
high compression ratio also for oil vapors. When
using a mechanical oil-sealed pump, it is advisable
to install a suitable trap between the turbopump
and the fore-vacuum pump in order to prevent oil
backstreaming.
Connection configurations
43 87-900-973-01

TECHNICAL INFORMATION
Connection C – ELECTRICAL
The turbopump is connected to the controller
through an 8-pin connector. Pins B, C and D are
the 3-phase supply to the motor, pins A and F are
connected to the temperature sensor (NTC type,
30 KΩ resistance at 25° C) and pin E is connected
to the pump ground; pins G and H are not con-
nected.
If the temperature sensor is disconnected, the
pump will not start. To prevent damage to the
pump when the temperature exceeds 60° C, the
sensor automatically cuts out the power supply.
PUMP USED WITH CORROSIVE GASES
To prevent damage to the bearings, an inert gas
must flow into the pump body around the upper
bearing towards the forevacuum line. To supply
the inert purge gas (e. g. nitrogen) to the pump
through the purge port, connect a gas purge valve
between the pressure regulator and the pump.
Adjust the pressure regulator in order to read a
gas flow rate of 0.1 to 0.8 mbar l/s.
! CAUTION
To prevent bearing damage, Varian suggests a
minimum purge gas flow rate of 10 sccm (0.17
mbar l/s). This value can be exceeded, according
to the process requirements. Please contact Var-
ian for specific applications.
The purge gas throughput with the recommended
forepump of 15 m3 /h (11 CFM) allows to achieve a
high vacuum pressure in the 10-8 mbar range.
The recommended gas flow maintains a pressure
into the pump body higher than the forevacuum
pressure.
The recommended procedure to vent the system
and the pump avoiding the contact between the
pump bearings and the corrosive gas is described
in the following points:
1. Close the corrosive gas flow into the system.
2. Leaving the Turbo-V pump and the backing
pump running and the purge gas flowing, wait
for enough time to evacuate the corrosive gas
from the system.
3. Open the Turbo-V vent port slowly until to
reach atmospheric pressure in the system.
4. Turn off the Turbopump.
5. When the Turbo-V pump and the backing
pump are stopped and the system is at at-
mospheric pressure, for a better bearing pro-
tection it is advisable to leave the purge gas
flowing into the Turbo-V pump, with the cham-
ber or the Turbo-V vent valve opened, to avoid
system overpressures. If the vent valve can’t
be kept opened, the backing pump should be
left operating.
Purge layout
1. Purge gas line
2. Pressure regulator
3. Gas purge valve
4. Gas purge port
5. Forevacuum pump
6. Turbopump
7. Vent valve
44 87-900-973-01

TECHNICAL INFORMATION
PUMP USED IN PRESENCE OF MAGNETIC
FIELDS
Magnetic fields induce eddy currents in the rotor of
a turbomolecular pump that tend to oppose to its
rotation.
The result is increased electrical power consump-
tion by the motor, most of which is dissipated in
the rotor.
Since the rotor is not in contact with the stator the
above power can leave the rotor mainly by radia-
tion and hence the rotor may be overheated while
static parts of the pump remain cool.
This effect is strongly dependant from the inten-
sity, time function and distribution of the magnetic
field.
In general, therefore, an increase in pump current
can be expected.
If this increase is lower than 50% of the current
value drawn by the motor in high vacuum opera-
tion, no particular problem should be expected.
However if the effect is grater, than the case
should be carefully reviewed by Varian’s specialist.
As a matter of fact, in case of high magnetic fields,
also important forces might be generated and ap-
plied to the rotor.
ACCESSORIES AND SPARE PARTS
DESCRIPTION PART NUMBER
Navigator Controller 969-8978
Mains cable NEMA Plug, 3m long 969-9958
Mains cable European Plug, 3m long 969-9957
Serial cable and Navigator Software 969-9883
Bracket for controller side mounting 969-9298
Inlet screen ISO 200 969-9316
Water cooling kit (plastic model) 969-9347
Water cooling kit (metallic model) 969-9337
Air cooling kit for Navigator Controller 969-9297
Air cooling kit for standard rack controller 969-9315
Vibration isolator, ISO 200K 969-9346
Vibration isolator, ISO 200F 969-9374
Vent flange, NW 10 KF / M8 969-9108
Vent device with adjustable delay time
for standard rack controller
969-9831
Vent valve for standard rack controller 969-9843
Vent valve for Navigator Controller 969-9834
Purge valve with KF16 flange 969-9239
Purge valve with 7/16” flange 969-9240
Purge valve KF16-M12 20 SCCM 969-9241
Purge valve 7/16-M12 20 SCCM 969-9242
Forepump DS 402, with 1 ph. / 3 ph., uni-
versal motor
949-9382
Triscroll Dry Vacuum Pump PTS 300 sin-
gle phase, universal motor
PTS03001UNIV
Triscroll Dry Vacuum Pump PTS 300 3
phase, universal motor
PTS03003UNIV
45 87-900-973-01

Request for Return
1. A Return Authorization Number (RA#) WILL NOT be issued until this Request for Return is completely filled out,
signed and returned to Varian Customer Service.
2. Return shipments shall be made in compliance with local and international Shipping Regulations (IATA, DOT, UN).
3. The customer is expected to take the following actions to ensure the Safety of workers at Varian: (a) Drain any oils or
other liquids, (b) Purge or flush all gasses, (c) Wipe off any excess residues in or on the equipment, (d) Package the
equipment to prevent shipping damage, (for Advance Exchanges please use packing material from replacement unit).
4. Make sure the shipping documents clearly show the RA# and then return the package to the Varian location nearest you.
North and South America
Varian Vacuum Technologies
121 Hartwell Ave
Lexington, MA 02421
Phone : +1 781 8617200
Fax: +1 781 8609252
Europe and Middle East
Varian SpA
Via Flli Varian 54
10040 Leini (TO) – ITALY
Phone: +39 011 9979111
Fax: +39 011 9979330
Asia and ROW
Varian Vacuum Technologies
Local Office
CUSTOMER INFORMATION
Company name: ..………………….……..……………….………………………………..……………………...…………..….
Contact person: Name: ……………………………………..… Tel: ……………………….…...…………….….…....
Fax: …………………………….…...…..…… E-Mail: ..……………………..…………..…..…..…..
Ship Method: …………….……....…… Shipping Collect #: ………….…..………… P.O.#: ………………….…......………..
Europe only: VAT reg. Number: ………………..……………... USA only: Taxable Non-taxable
Customer Ship To: ………………………….……… Customer Bill To: …………………..……………...
……………..…………………... ..………………………………...
………………..………………... ..………………………………...
PRODUCT IDENTIFICATION
Product Description Varian P/N Varian S/N Purchase Reference
TYPE OF RETURN (check appropriate box)
Paid Exchange Paid Repair Warranty Exchange Warranty Repair Loaner Return
Credit Shipping Error Evaluation Return Calibration Other ……………….
HEALTH and SAFETY CERTIFICATION
Varian Vacuum Technologies CAN NOT ACCEPT any equipment which contains BIOLOGICAL HAZARDS or
RADIOACTIVITY. Call Varian Customer Service to discuss alternatives if this requirement presents a problem.
The equipment listed above (check one):
HAS NOT been exposed to any toxic or hazardous materials
OR
HAS been exposed to any toxic or hazardous materials. In case of this selection, check boxes for any materials that
equipment was exposed to, check all categories that apply:
Toxic Corrosive Reactive Flammable Explosive Biological Radioactive
List all toxic or hazardous materials. Include product name, chemical name and chemical symbol or formula.
.……………………………………………………………………………………………………………………..
Print Name: …………………………………. Customer Authorized Signature: ……………...…………………….
Print Title: …………………………………... Date: ..…../..…../……
NOTE: If a product is received at Varian which is contaminated with a toxic or hazardous material that was not disclosed, the customer
will be held responsible for all costs incurred to ensure the safe handling of the product, and is liable for any harm or injury to Varian
employees as well as to any third party occurring as a result of exposure to toxic or hazardous materials present in the product.
Do not write below this line
Notification (RA)#: ……………………….……….. Customer ID#: ……….…………. Equipment #: ……………………..

Request for Return
FAILURE REPORT
TURBO PUMPS and TURBOCONTROLLERS
POSITION PARAMETERS
Does not start Noise Vertical Power: Rotational Speed:
Does not spin freely Vibrations Horizontal Current: Inlet Pressure:
Does not reach full speed Leak Upside-down Temp 1: Foreline Pressure:
Mechanical Contact Overtemperature Other: Temp 2: Purge flow:
Cooling defective …………………. OPERATION TIME:
TURBOCONTROLLER ERROR MESSAGE:
ION PUMPS/CONTROLLERS VALVES/COMPONENTS
Bad feedthrough Poor vacuum Main seal leak Bellows leak
Vacuum leak High voltage problem Solenoid failure Damaged flange
Error code on display Other Damaged sealing area Other
Customer application: Customer application:
LEAK DETECTORS INSTRUMENTS
Cannot calibrate No zero/high backround Gauge tube not working Display problem
Vacuum system unstable Cannot reach test mode Communication failure Degas not working
Failed to start Other Error code on display Other
Customer application: Customer application:
PRIMARY PUMPS DIFFUSION PUMPS
Pump doesn’t start Noisy pump (describe) Heater failure Electrical problem
Doesn’t reach vacuum Over temperature Doesn’t reach vacuum Cooling coil damage
Pump seized Other Vacuum leak Other
Customer application: Customer application:
FAILURE DESCRIPTION
(Please describe in detail the nature of the malfunction to assist us in performing failure analysis):
NOTA: Su richiesta questo documento è disponibile anche in Tedesco, Italiano e Francese.
REMARQUE : Sur demande ce document est également disponible en allemand, italien et français.
HINWEIS: Auf Aufrage ist diese Unterlage auch auf Deutsch, Italienisch und Französisch erhältlich.

Sales and Service Offices
Argentina
Varian Argentina Ltd.
Sucursal Argentina
Av. Ricardo Balbin 2316
1428 Buenos Aires
Argentina
Tel: (54) 1 783 5306
Fax: (54) 1 786 5172
Benelux
Varian Vacuum Technologies
Rijksstraatweg 269 H,
3956 CP Leersum
The Netherlands
Tel: (31) 343 469910
Fax: (31) 343 469961
Brazil
Varian Industria e Comercio Ltda.
Avenida Dr. Cardoso de Mello 1644
Vila Olimpia
Sao Paulo 04548 005
Brazil
Tel: (55) 11 3845 0444
Fax: (55) 11 3845 9350
Canada
Central coordination through:
Varian Vacuum Technologies
121 Hartwell Avenue
Lexington, MA 02421
USA
Tel: (781) 861 7200
Fax: (781) 860 5437
Toll Free # 1 (800) 882 7426
China
Varian Technologies - Beijing
Room 1201, Jinyu Mansion
No. 129A, Xuanwumen Xidajie
Xicheng District
Beijing 100031 P.R. China
Tel: (86) 10 6641 1530
Fax: (86) 10 6641 1534
France and Wallonie
Varian s.a.
7 avenue des Tropiques
Z.A. de Courtaboeuf - B.P. 12
Les Ulis cedex (Orsay) 91941
France
Tel: (33) 1 69 86 38 13
Fax: (33) 1 69 28 23 08
Germany and Austria
Varian Deutschland GmbH
Alsfelder Strasse 6
Postfach 11 14 35
64289 Darmstadt
Germany
Tel: (49) 6151 703 353
Fax: (49) 6151 703 302
07/03
India
Varian India PVT LTD
101-108, 1st Floor
1010 Competent House
7, Nangal Raya Business Centre
New Delhi 110 046
India
Tel: (91) 11 5548444
Fax: (91) 11 5548445
Italy
Varian Vacuum Technologies
via F.lli Varian 54
10040 Leini, (Torino)
Italy
Tel: (39) 011 997 9 111
Fax: (39) 011 997 9 350
Japan
Varian Vacuum Technologies
Sumitomo Shibaura Building, 8th Floor
4-16-36 Shibaura
Minato-ku, Tokyo 108
Japan
Tel: (81) 3 5232 1253
Fax: (81) 3 5232 1263
Korea
Varian Technologies Korea, Ltd
Shinsa 2nd Bldg. 2F
966-5 Daechi-dong
Kangnam-gu, Seoul
Korea 135-280
Tel: (82) 2 3452 2452
Fax: (82) 2 3452 2451
Mexico
Varian, S. de R.L. de C.V.
Concepcion Beistegui No 109
Col Del Valle
C.P. 03100
Mexico, D.F.
Tel: (52) 5 523 9465
Fax: (52) 5 523 9472
Taiwan
Varian Technologies Asia Ltd.
14F-6, No.77, Hsin Tai Wu Rd., Sec. 1
Hsi chih, Taipei Hsien
Taiwan, R.O.C.
Tel: (886) 2 2698 9555
Fax: (886) 2 2698 9678
UK and Ireland
Varian Ltd.
28 Manor Road
Walton-On-Thames
Surrey KT 12 2QF
England
Tel: (44) 1932 89 8000
Fax: (44) 1932 22 8769
United States
Varian Vacuum Technologies
121 Hartwell Avenue
Lexington, MA 02421
USA
Tel: (781) 861 7200
Fax: (781) 860 5437
Other Countries
Varian Vacuum Technologies
via F.lli Varian 54
10040 Leini, (Torino)
Italy
Tel: (39) 011 997 9 111
Fax: (39) 011 997 9 350
Customer Support & Service:
North America
Tel: 1 (800) 882 7426 (toll-free)
vtl.technical.support@varianinc.com
Europe
Tel: 00 (800) 234 234 00 (toll-free)
vtt.technical.support@varianinc.com
Japan
Tel: (81) 3 5232 1253 (dedicated line)
vtj.technical.support@varianinc.com
Korea
Tel: (82) 2 3452 2452 (dedicated line)
vtk.technical.support@varianinc.com
Taiwan
Tel: 0 (800) 051 342 (toll-free)
vtw.technical.support@varianinc.com
Worldwide Web Site, Catalog
and Order On-line:
www.varianinc.com
Representative in most countries