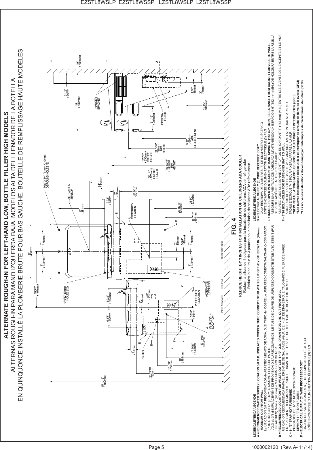
Elkay LZWSNA Drinking Fountain and/or Bottle Filling Station User Manual Manual Models 1 and 2
Elkay Manufacturing Co. Drinking Fountain and/or Bottle Filling Station Manual Models 1 and 2
Elkay >
Contents
- 1. Manual Models 1 and 2
- 2. Manual Models 3 and 4
- 3. Users Manual Models 1 and 2
- 4. Users Manual Models 3 and 4
Manual Models 1 and 2




















