Emerson Fisher Fieldvuedvc6200 Sis Digital Valve Controller Instruction Manual
2015-03-30
: Emerson Emerson-Fisher-Fieldvuedvc6200-Sis-Digital-Valve-Controller-Instruction-Manual-681752 emerson-fisher-fieldvuedvc6200-sis-digital-valve-controller-instruction-manual-681752 emerson pdf
Open the PDF directly: View PDF
.
Page Count: 176 [warning: Documents this large are best viewed by clicking the View PDF Link!]

Fisherr FIELDVUE™ DVC6000 SIS Digital Valve
Controllers for Safety Instrumented System (SIS)
Solutions Instruction Manual
(Supported)
Supported products may not be manufactured again in any Emerson Process Management location under any
conditions. Spare parts availability is 7 years of best effort. Technical support is available.
Post‐sale documents (such as instruction manuals and quick start guides) are available on the CD and FishWeb. Many
are also available at www.fisher.com.
Instruction manuals for supported products may be updated, if required, to support products in the field.
Pre‐sale documents (such as bulletins) for supported products are included on FishWeb for internal use. They are not
included on the CD.
Supported Product
D103230X012
DVC6000 SIS Digital Valve Controllers
October 2013
Emerson Process Management
Marshalltown, Iowa 50158 USA
Sorocaba, 18087 Brazil
Chatham, Kent ME4 4QZ UK
Dubai, United Arab Emirates
Singapore 128461 Singapore
www.Fisher.com
The contents of this publication are presented for informational purposes only, and while every effort has been made to ensure their accuracy, they are not
to be construed as warranties or guarantees, express or implied, regarding the products or services described herein or their use or applicability. All sales are
governed by our terms and conditions, which are available upon request. We reserve the right to modify or improve the designs or specifications of such
products at any time without notice.
E 2013 Fisher Controls International LLC. All rights reserved.
Fisher and FIELDVUE are marks owned by one of the companies in the Emerson Process Management business unit of Emerson Electric Co. Emerson Process
Management, Emerson, and the Emerson logo are trademarks and service marks of Emerson Electric Co. All other marks are the property of their respective
owners.
Neither Emerson, Emerson Process Management, nor any of their affiliated entities assumes responsibility for the selection, use or maintenance
of any product. Responsibility for proper selection, use, and maintenance of any product remains solely with the purchaser and end user.

Introduction and Specifications
Installation
Basic Setup
Detailed Setup
Calibration
Viewing Device Variables and Diagnostics
Maintenance and Troubleshooting
Parts
Appendices
Principle of Operation
Loop Schematics/Nameplates
Glossary
Index
DVC6000 SIS
Instruction Manual
D103230X012
September 2013
Fisherr FIELDVUEtDVC6000 SIS
Digital Valve Controllers for Safety
Instrumented System
(SIS) Solutions
This manual applies to:
Device Type 03 03
Device Revision 1 2
Hardware Revision 1 1
Firmware Revision 3 − 6 7, 9, 10, 11
DD Revision 8 8
www.Fisher.com
1
2
3
4
5
6
7
8
A
B
Glossary
14
Index

DVC6000 SIS
i
i
Fast Key Sequence
Function/Variable Fast-Key
Sequence Coordinates(1) Function/Variable Fast-Key
Sequence Coordinates(1)
A Minus B 3-5-3 4-G Drive Signal Alert Enable 1-2-3-1-2-1 9-D
Action on Failed Test 1-2-7-5 2-D Device Power Up 1-2-7-5 2-D
Actuator Style 1-2-6-4 2-E End Point Control Enable 1-2-2-2-2-1 9-C
Alert Conditions 2-1 2-F EPPC Saturation Time 1-2-2-2-2-4 9-C
Alert Record Full Enable 1-2-3-7-2 10-H EPPC Set Point 1-2-2-2-2-3 9-C
Alert Record Has Entries Alert
Enable 1-2-3-7-1 10-H Failure Group Enable 1-2-3-7-5-1 10-I
Analog Input 3-1 2-G Firmware Revision 3-7-6 2-H
Analog Input Calibration 1-3-2-3 4-E Flash ROM Shutdown 1-2-3-1-3-5 12-C
Analog Input Range Hi 1-2-5-3-1 6-H Hardware Revision 3-7-7 2-H
Analog Input Range Lo 1-2-5-3-2 6-H HART Tag 1-2-5-1-1 6-F
Analog Input Units 1-2-5-2-3 6-G 3-7-1 2-H
Assembly Specification Sheet 1-2-6-7 2-E HART Universal Revision 3-7-9 2-H
Auto Test Interval 1-2-7-3 2-D Input Characterization 1-2-2-3 4-C
Auto Travel Calibration 1-3-1-1 4-D Instrument Date and Time 1-2-4-1-2 8-G
Autocalibration in Progress Enable 1-2-4-2-2 8-H 1-2-5-8 4-G
Auxiliary Input 3-6-1 4-H Instrument Level 3-7-8 2-H
1-2-3-3-1-2 12-D Instrument Mode Hot Key-1 1-A
Auxiliary Terminal Alert Enable 1-2-3-3-1-1 12-D Instrument Mode 1-2-1-1 4-B
Auxiliary Terminal Action 1-2-3-3-1-3 12-D Instrument Serial Number 1-2-5-1-6 6-G
1-2-5-7 4-F Instrument Time Invalid Enable 1-2-4-1-1 8-G
Burst Command 1-2-1-4-3 5-B Integral Dead Zone 1-2-4-4-4 8-I
Burst Enable 1-2-1-4-1 5-B 1-2-2-1-2-1 8-B
Calibration in Progress Enable 1-2-4-2-1 8-H Integral Limit 1-2-4-4-3 8-I
Change Burst Command 1-2-1-4-4 5−B1-2-2-1-2-2 8-B
Change Burst Enable 1-2-1-4-2 5−BIntegrator Saturated Hi Enable 1-2-4-4-1 8-I
Clear ALL Records 1-2-3-7-4 10-H Integrator Saturated Lo Enable 1-2-4-4-2 8-I
Cmd 3 Configured Pressure 1-2-1-4-5 6−BLast AutoCal Status 1-2-5-9-1 6-H
Control Mode
Hot Key-2 1-A Last Calibration Type 1-2-5-9-2 6-H
1-2-1-2 4-B Low Power Write Fail Enable
(FW 9 and 10) 1-2-3-1-3-2 12-B
Critical NVM Shutdown 1-2-3-1-3-4 12-C Manual Travel Calibration 1-3-1-2 4-E
Custom Characterization Table 1-2-2-4 4-C Manufacturer 3-7-3 2-H
Cycle Counter 1-2-3-5-1-2 12-G 1-2-6-1 2-D
3-6-5 4-H Maximum Recorded Temperature 2-3-1 4-F
Cycle Count Alert Enable 1-2-3-5-1-1 12-G 3-6-3 4-H
Cycle Count Alert Point 1-2-3-5-1-3 12-G Minimum Recorded Temperature 2-3-2 4−F
Date 1-2-5-1-4 6-F 3-6-4 4-H
Dead Band (Cycle Count / Travel
Accum) 1-2-3-5-2-1 12-H Maximum Supply Pressure 1-2-5-6 4-F
Descriptor 1-2-5-1-3 6-F Message 1-2-5-1-2 6-F
Device Description Information 3-8 2-G Miscellaneous Group Enable 1-2-3-7-5-3 11-I
Device ID 3-7-2 2-H Model 3-7-4 2-H
Device Revision 3-7-5 2-H Multi-Drop Enable 1-2-4-3-2 8-H
Diagnostic Data Available Enable 1-2-4-2-4 8-H No Free Time Shutdown 1-2-3-1-3-6 12-C
Diagnostic in Progress Enable 1-2-4-2-3 8-H Non-Critical NVM Alert Enable 1-2-3-1-3-3 12-C
Drive Current Shutdown 1-2-3-1-1 8-D Number of Power Ups 2-3-4 3-F
Drive Signal 3-4 2-G 3-6-9 4-I
1-2-3-1-2-2 9-D Offline/Failed Alert Enable 1-2-3-1-3-1 12-B
1. Coordinates are to help locate the menu item on the menu tree on the following pages.

DVC6000 SIS
ii ii
Fast Key Sequence
Function/Variable Fast-Key
Sequence Coordinates(1) Function/Variable Fast-Key
Sequence Coordinates(1)
Partial Stroke Test 2-5 2-F Travel 3-3 2-G
Partial Stroke Test Enable 1-2-7-1 2-C 1-2-3-4-1 9-E
Partial Stroke Test Pressure Limit 1-2-3-6-1 10-G Travel/Pressure Cutoff Hi 1-2-3-4-7-3 12-F
Partial Stroke Test Start Point 1-2-2-2-2-2 9-C 1-2-2-2-1-1 10-B
Performance Tuner 1-1-2 3-B Travel/Pressure Cutoff Lo 1-2-3-4-7-4 12-G
1-2-2-1-1-5 8-B 1-2-2-2-1-2 10-B
Polling Address 1-2-5-1-7 6-G
Travel Accumulator
3-6-6 4-H
Power Starvation Alert Enable
(FW 7 only) 1-2-3-1-3-2 12-B 1-2-3-5-3-2 12-I
Pressure A 3-5-1 4-G Travel Accumulator Alert Enable 1-2-3-5-3-1 12-H
Pressure B 3-5-2 4-G Travel Accumulator Alert Point 1-2-3-5-3-3 12-I
Pressure Deviation Alert Enable 1-2-3-6-2 10-G Travel Alert Dead Band 1-2-3-4-3 9-F
Pressure Deviation Alert Point 1-2-3-6-3 10-G Travel Alert Hi Enable 1-2-3-4-6-1 10-F
Pressure Deviation Time 1-2-3-6-4 10-G Travel Alert Hi Hi Enable 1-2-3-4-5-1 12-E
Pressure Integral Control Enable 1-2-2-1-3-2 8-C Travel Alert Hi Hi Point 1-2-3-4-5-3 12-F
Pressure Integral Gain 1-2-2-1-3-3 8-C Travel Alert Hi Point 1-2-3-4-6-3 10-F
Pressure Sensor Shutdown 1-2-3-2-3 12-C Travel Alert Lo Enable 1-2-3-4-6-2 10-F
Pressure Sensors—Calibration 1-3-2-1 4-E Travel Alert Lo Lo Enable 1-2-3-4-5-2 12-F
Pressure Tuning Set 1-2-2-1-3-1 8-C Travel Alert Lo Lo Point 1-2-3-4-5-4 12-F
Pressure Units 1-2-5-2-1 6-G Travel Alert Lo Point 1-2-3-4-6-4 12-F
Protection Hot Key-3 1-A Travel Deviation Alert Enable 1-2-3-4-4-1 10-E
1-2-1-5 4-B Travel Deviation Alert Point 1-2-3-4-4-2 10-E
PST Calibration 1−3−52-F Travel Deviation Time 1-2-3-4-4-3 10-E
Raw Travel Input 3-6-7 4-H Travel Integral Control Enable 1-2-2-1-1-2 8-A
Reference Voltage Shutdown 1-2-3-1-3-7 12-C Travel Integral Gain 1-2-2-1-1-3 8-A
Relay Adjust 1-3-3 2-E Travel Limit/Cutoff Hi Alert Enable 1-2-3-4-7-1 12-F
Relay Type 1-2-5-4 4-F Travel Limit/Cutoff Lo Alert Enable 1-2-3-4-7-2 12-F
Restart Control Mode 1-2-1-3 4-B Travel Sensor Adjust 1-3-2-2 4-E
Restore Factory Settings 1-3-4 2-E Travel Sensor Motion 1-2-6-5 2-E
Set Point 1−2−3−4−29-E Travel Sensor Shutdown 1-2-3-2-1 12-C
Set Point Rate Close 1-2-2-5-2 5-C Travel Set Point 1-2-3-4-2 9-E
Set Point Rate Open 1-2-2-5-1 5-C 3-2 2-G
Setup Wizard 1-1-1 2-B Travel Tuning Set 1-2-2-1-1-1 8-A
Stabilize/Optimize Hot Key-4 1-A Valve Group Enable 1-2-3-7-5-2 11-I
1-2-2-1-1-4 8-A Valve Serial Number 1-2-5-1-5 6-F
Status 2-2 2-F 1-2-6-2 2-D
Stroke Valve 2-4 2-F Valve Style 1-2-6-3 2-D
Supply Pressure 3-5-4 4-H View Alert Records 1-2-3-7-3 10-H
1-2-3-3-2-2 12-E View/Edit Feedback Connection 1-2-6-6 2-E
Supply Pressure Lo Alert Enable 1-2-3-3-2-1 12-E View/Edit Lag Time 1-2-2-5-3 5-D
Supply Pressure Lo Alert Point 1-2-3-3-2-3 12-E View/Edit Partial Stroke Test
Variables 1-2-7-2 2-C
Temperature 3-6-2 4-H View Number of Days Powered Up 2-3-3 3-F
Temperature Sensor Shutdown 1-2-3-2-2 12-C 3-6-8 4-H
Temperature Units 1-2-5-2-2 6-G Zero Power Condition 1-2-5-5 4-F
1. Coordinates are to help locate the menu item on the menu tree on the following pages.

DVC6000 SIS
iii
iii
Response Control
1 Tuning
2 Travel/Pressure Control
3 Input Characterization
4 Custom Characterization Table
5 Dynamic Response
Hot Key
1 Instrument Mode
2 Control Mode
3 Protection
4 Stabilize/Optimize 1-1
1
1
1
1-2-1
1-2
1-2-4
1-2-1-4
1-2-5
1-2-6
1-3
1-3-1
1-3-2
2
3-5
3-6
123456
2
2-3
1-2-7
1-2-3
3-7
3
1-2-2
1-2-5-2
1-2-5-3
1-2-2-1
1-2-2-2
1-2-2-5
1-2-5-9
1-2-5-1
Guided Setup
1 Setup Wizard
2 Performance Tuner
Detailed Setup
1 Mode and Protection
2 Response Control
3 Alert Setup
4 Status
5 Instrument
6 Valve and Actuator
7 SIS/Partial Stroke
Online
1 Configure
2 Service Tools
3 Overview
Configure
1 Guided Setup
2 Detailed Setup
3 Calibrate
HART Application
1 Offline
2 Online
3 Utility
4 HART Diagnostics
Calibrate
1 Travel Calibration
2 Sensor Calibration
3 Relay Adjust
4 Restore Factory
4Settings
5 PST Calibration
SIS/Partial Stroke
1 PST Enable
2 View/Edit PST Variables
3 View/Edit Auto Test Interval
4 Device Power Up
5 Action on Failed Test
Burst Mode
1 Burst Enable
2 Change Burst Enable
3 Burst Command
4 Change Burst Command
5 Cmd 3 Configured Pressure
Mode and Protection
1 Instrument Mode
2 Control Mode
3 Restart Control Mode
4 Burst Mode
5 Protection
Device Information
1 HART Tag
2 Device ID
3 Manufacturer
4 Model
5 Device Revision
6 Firmware Revision
7 Hardware Revision
8 Instrument Level
9 HART Universal Revision
Variables
1 Auxiliary Input
2 Temperature
3 Maximum Recorded Temperature
4 Minimum Recorded Temperature
5 Cycle Counter
6 Travel Accumulator
7 Raw Travel Input
8 View Number of Days Powered Up
9 Number of Power Ups
Pressure
1 Pressure A
2 Pressure B
3 A Minus B
4 Supply
Service Tools
1 Alert Conditions
2 Status
3 Device Record
4 Stroke Valve
5 Partial Stroke Test
Overview
1 Analog In
2 Setpoint
3 Travel
4 Drive Signal
5 Pressure
6 Variables
7 Device Information
8 DD Information
Device Record
1 Maximum Recorded Temperature
2 Minimum Recorderd Temperature
3 View Number of Days Powered Up
4 Number of Power Ups
Travel Calibration
1 Auto Calibration
2 Manual Calibration
Sensor Calibration
1 Pressure Sensors
2 Travel Sensor
3 Analog In
Alert Setup
1 Electronics Alerts
2 Sensor Alerts
3 Environment Alerts
4 Travel Alerts
5 Travel History Alerts
6 SIS Alerts
6 Alert Record
Valve and Actuator
1 Manufacturer
2 Valve Serial Number
3 Valve Style
4 Actuator Style
5 Travel Sensor Motion
6 View/ Edit Feedback Connection
7 Assembly Specification Sheet
Tuning
1 Travel Tuning
2 Integral Settings
3 Pressure Tuning
Travel/Pressure Control
1 Travel/Pressure Cutoffs
2 End Point Pressure Control
Dynamic Response
1 SP Rate Open
2 SP Rate Close
3 View/Edit Lag Time
Instrument
1 General
2 Units
3 Analog Input Range
4 Relay Type
5 Zero Power Condition
6 Maximum Supply Pressure
7 Auxiliary Terminal Action
8 Instrument Date and Time
9 Calib Status and Type
Status
1 Instrument Time
2 Calibrations and Diagnostics
3 Operational
4 Integrator Saturation
Units
1 Pressure Units
2 Temperature Units
3 Analog In Units
Analog Input Range
1 Input Range Hi
2 Input Range Lo
Calib Status and Type
1 Last AutoCal Status
2 Last Calibration Type
General
1 HART Tag
2 Message
3 Descriptor
4 Date
5 Valve Serial Number
6 Instrument Serial Number
7 Polling Address
Notes:
1‐1‐1 indicates fast‐key sequence to reach menu
This menu is available by pressing the left
arrow key from the previous menu.
Method to change PST Enable (1‐2‐7‐1)
Field Communicator Menu Tree for
DVC6000 SIS Digital Valve Controllers

DVC6000 SIS
iv iv
78 910 11
A
B
C
D
E
F
G
H
I
12
Electronics Alerts
1 Drive Current Shutdown
2 Drive Signal Alert
3 Processor Impaired Alerts
Travel Tuning
1 Travel Tuning Set
2 Integral Enable
3 Integral Gain
4 Stabilize / Optimize
5 Performance Tuner
Integral Settings
1 Integral Dead Zone
2 Integral Limit
Pressure Tuning
1 Pressure Tuning Set
2 Integral Enable
3 Integral Gain
Travel/Pressure Cutoffs
1 Cutoff Hi
2 Cutoff Lo
3 Change Cutoffs
Drive Signal Alert
1 Drive Signal Alert Enable
2 Drive Signal
Processor Impaired Alerts
1 Offline/Failed Alert Enable
2 Low Power Write Fail Enable
3 Non-Critical NVM Alert Enable
4 Critical NVM Shutdown
5 Flash ROM Shutdown
6 No Free Time Shutdown
7 Reference Voltage Shutdown
Sensor Alerts
1 Travel Sensor Shutdown
2 Temp Sensor Shutdown
3 Pressure Sensor Shutdown
Environment Alerts
1 Auxiliary Terminal Alert
2 Supply Pressure Lo Alert
3 Loop Current Validation
Enable
Travel Limit Alerts
1 Travel Alert Hi Hi Enable
2 Travel Alert Lo Lo Enable
3 Travel Alert Hi Hi Point
4 Travel Alert Lo Lo Point
Travel Alerts
1 Travel
2 Set Point
3 Travel Alert DB
4 Travel Deviation Alert
5 Travel Limit Alerts
6 Travel Limit Hi/Lo Alerts
7 Travel Limit/Cutoff Alerts
Travel History Alerts
1 Cycle Counter
2 Cycle Count/Travel Accumulator Deadband
3 Travel Accumulator
Travel Limit Hi/Lo Alerts
1 Travel Alert Hi Enable
2 Travel Alert Lo Enable
3 Travel Alert Hi Point
4 Travel Alert Lo Point
Travel Limit/Cutoff Alerts
1 Travel Limit/Cutoff Hi Enable
2 Tvl Limit/Cutoff Lo Enable
3 Cutoff Hi
4 Cutoff Lo
5 Change Cutoffs
Integrator Saturation
1 Integrator Sat Hi Enable
2 Integrator Sat Lo Enable
3 Integral Limit
4 Integral Dead Zone
Travel Deviation Alert
1 Travel Deviation Alert Enable
2 Travel Deviation Alert Point
3 Travel Deviation Time
Travel Accumulator
1 Travel Accumulator Alert Enable
2 Travel Accumulator
3 Travel Accumulator Alert Point
Cycle Counter
1 Cycle Count Alert Enable
2 Cycle Counter
3 Cycle Count Alert Point
Instrument Time
1 Inst Time Invalid Enable
2 Instrument Date and Time
Calibrations and Diagnostics
1 Calibration in Progress Enable
2 Autocal in Progress Enable
3 Diagnostic in Progress Enable
4 Diagnostic Data Avail Enable
Operational
1 Pressure Control Active Enable
2 Multi-Drop Enable
1-2-2-1-1
1-2-2-2-1
1-2-3-1
1-2-3-1-2
End Point Pressure Control
1 End Pt Control Enab
2 PST Start Pt
3 EPPC Set Point
4 EPPC Saturation Time
1-2-2-2-2
SIS Alerts
1 PST Pressure Limit
2 Pressure Deviation Alert Enable
3 Pressure Deviation Alert Point
4 Pressure Deviation Time
Supply Pressure Lo Alert
1 Supply Pressure Lo Alert Enable
2 Supply
3 Supply Pressure Lo Alert Point
Auxiliary Terminal Alert
1 Auxiliary Terminal Alert Enable
2 Auxiliary Input
3 Auxiliary Terminal Action
Alert Record
1 Alert Record Has Entries Enable
2 Alert Record Full Enable
3 View Alert Records
4 Clear ALL Record
5 Alert Groups
Alert Groups
1 Failure Group Enable
2 Valve Group Enable
3 Miscellaneous Group Enable
Cycle Count/Travel
Accumulator Deadband
1 Deadband
1-2-3-6
1-2-3-2
1-2-3-3
1-2-3-5
1-2-3-7
1-2-2-1-2
1-2-2-1-3
1-2-3-5-1
1-2-3-7−5
1-2-4-2
1-2-4-3
1-2-4-4
1-2-4-1
1-2-3-5-3
1-2-3-5-2
1-2-3-1-3
1-2-3-4
1-2-3-3-1
1-2-3-3-2
1-2-3-4-4
1-2-3-4-5
1-2-3-4-6
1-2-3-4-7

DVC6000 SIS
v
v
FIELDVUE DVC6000 SIS Digital Valve Controller
THE FIELDVUE DVC6000 SIS DIGITAL VALVE CONTROLLER IS A CORE COMPONENT OF THE PLANTWEBt
DIGITAL PLANT ARCHITECTURE. THE DIGITAL VALVE CONTROLLER POWERS PLANTWEB BY CAPTURING
AND DELIVERING VALVE DIAGNOSTIC DATA. COUPLED WITH VALVELINKt SOFTWARE, THE DVC6000 SIS
PROVIDES USERS WITH AN ACCURATE PICTURE OF VALVE PERFORMANCE, INCLUDING ACTUAL STEM
POSITION, INSTRUMENT INPUT SIGNAL AND PNEUMATIC PRESSURE TO THE ACTUATOR. USING THIS
INFORMATION, THE DIGITAL VALVE CONTROLLER DIAGNOSES NOT ONLY ITSELF, BUT ALSO THE VALVE
AND ACTUATOR TO WHICH IT IS MOUNTED.

Introduction and Specifications
September 2013 1-1
1-1
Section 1 Introduction and Specifications
Scope of Manual 1-2........................................................
Conventions Used in this Manual 1-2.....................................
Description 1-2..............................................................
Specifications 1-3...........................................................
Related Documents 1-7.....................................................
Educational Services 1-7...................................................
1

DVC6000 SIS
September 2013
1-2
Table 1-1. FIELDVUE DVC6000 SIS Capabilities
Auto Calibration
Custom Characterization
Alerts
Step Response, Drive Signal Test & Dynamic Error Band
Advanced Diagnostics (Valve Signature)
Performance Tuner
Performance Diagnostics(1)
Solenoid Valve Health Monitoring(1)
Partial Stroke Testing
1. Available in Firmware Revision 7 and higher.
Scope of Manual
This instruction manual includes specifications and
installation, operation, and maintenance information
for FIELDVUE DVC6000 SIS digital valve controllers
for Safety Instrumented System (SIS) Solutions,
device revision 1, firmware revision 3−6 or device
revision 2, firmware 7, 9, 10, and 11.
This instruction manual describes using the 475 Field
Communicator with device description revision 8, used
with DVC6000 SIS device revision 2, firmware revision
7, 9, 10, or 11 to setup and calibrate the instrument.
You can also use Fisher ValveLink software version
7.3 or higher to setup, calibrate, and diagnose the
valve and instrument. For information on using
ValveLink software with the instrument, refer to the
ValveLink software help or documentation.
Do not install, operate, or maintain a DVC6000 SIS
digital valve controller without being fully trained and
qualified in valve, actuator, and accessory installation,
operation, and maintenance. To avoid personal
injury or property damage, it is important to
carefully read, understand, and follow all of the
contents of this manual, including all safety
cautions and warnings. If you have any questions
about these instructions, contact your Emerson
Process Management sales office before proceeding
Conventions Used in this Manual
Procedures that require the use of a Field
Communicator have the Field Communicator symbol
in the heading.
Procedures that are accessible with the Hot Key
on the Field Communicator will also have the Hot Key
symbol in the heading.
Some of the procedures also contain the sequence of
numeric keys required to display the desired Field
Communicator menu. For example, to access Device
Setup, from the Online menu, press 2 (selects
Figure 1-1. FIELDVUE DVC6030 SIS Digital Valve
Controller Mounted on a Quarter-Turn Actuator
W8308-3 SIS
Configure) followed by a 1 (selects Guided Setup)
followed by a second 1 (selects Setup Wizard). The
key sequence in the procedure heading is shown as
(2-1-1). The path required to accomplish various
tasks, the sequence of steps through the Field
Communicator menus, is also presented in textual
format. An overview of the Field Communicator menu
structures are shown at the beginning of this manual.
Description
DVC6000 SIS digital valve controllers (figure 1-1) are
communicating, microprocessor-based
current-to-pneumatic instruments. The DVC6000 SIS
digital valve controller for Safety Instrumented System
(SIS) Solutions monitors the health of final control
elements and solenoid valves; the primary function of
the DVC6000 SIS is to actuate its pneumatic outputs
in response to a demand signal from a logic solver,
which should move the valve to the configured safe
state.
Using HART communications protocol the digital
valve controller allows easy access to information
critical to process operation. You can gain information
from the principal component of the process, the
control valve itself, using the Field Communicator at
the valve or at a field junction box, or by using a
personal computer or operator’s console within the
control room.
DVC6000 SIS instruments permits partial stroking of
the valve to minimize the chance of valve failure upon
a safety demand and, consequently, the possibility of
catastrophic situations. A partial stroke test verifies
valve movement with a small ramp to the input. This
ramp is small enough not to disrupt production, but is
large enough to confirm that the valve is working.
DVC6000 SIS instruments also provide state-of-the-art
1

Introduction and Specifications
September 2013 1-3
testing methods, which reduce testing and
maintenance time, improve system performance, and
provide diagnostic capabilities.
Using a personal computer and ValveLink software,
AMS Suite: Intelligent Device Manager, or a Field
Communicator, you can perform several operations
with the DVC6000 SIS digital valve controller. You can
obtain general information concerning software
revision level, messages, tag, descriptor, and date.
Diagnostic information is available to aid you when
troubleshooting. Input and output configuration
parameters can be set, and the digital valve controller
can be calibrated. Refer to table 1-1 for details on the
capabilities of the DVC6000 SIS.
Using the HART protocol, information from the field
can be integrated into control systems or be received
on a single loop basis.
Specifications
WARNING
Refer to table 1-2 for application
specifications. Incorrect configuration
of a positioning instrument could
result in the malfunction of the
product, property damage or personal
injury.
Specifications for DVC6000 SIS digital valve
controllers are shown in table 1-2. Specifications for
the Field Communicator can be found in the product
manual for the Field Communicator.
1

DVC6000 SIS
September 2013
1-4
Table 1-2. Specifications
Available Configurations
Valve-Mounted Instruments
DVC6010 SIS: Sliding-stem applications
DVC6020 SIS: Rotary and long-stroke sliding-stem
applications [over 102 mm (4 inch) travel]
DVC6030 SIS: Quarter-turn rotary applications
All units can be used in either 4-wire or 2-wire
system installations.
DVC6000 SIS digital valve controllers must have
the Safety Instrumented System Application (SIS)
option
Remote-Mounted Instrument(1)
DVC6005 SIS: Base unit for 2 inch pipestand or
wall mounting
DVC6015: Feedback unit for sliding-stem
applications
DVC6025: Feedback unit for rotary or long-stroke
sliding-stem applications
DVC6035: Feedback unit for quarter-turn rotary
applications
DVC6000 SIS digital valve controllers can be
mounted on Fisher and other manufacturers rotary
and sliding-stem actuators
Input Signal
Point-to-Point:
Analog Input Signal: 4-20 mA DC, nominal
Minimum voltage available at instrument terminals
must be 10.5 VDC for analog control, 11 VDC for
HART communication
Minimum Control Current: 4.0 mA
Minimum Current w/o Microprocessor Restart:
3.5 mA
Maximum Voltage: 30 VDC
Overcurrent Protection: Input circuitry limits current
to prevent internal damage
Reverse Polarity Protection: No damage occurs
from reversal of loop current
Multi-drop:
Instrument Power: 11-30 VDC at approximately
8 mA
Reverse Polarity Protection: No damage occurs
from reversal of loop current
Output Signal
Pneumatic signal as required by the actuator, up to
full supply pressure.
Minimum Span: 0.4 bar (6 psig)
Maximum Span: 9.5 bar (140 psig)
Action: Double, Single direct, and Single reverse
Supply Pressure(2)
Recommended: 1.7 bar (25 psi) or 0.3 bar (5 psi)
plus the maximum actuator requirements,
whichever is higher
Maximum: 10 bar (145 psig) or maximum pressure
rating of the actuator, whichever is lower
Supply Medium
Air: Supply pressure must be clean, dry air that
meets the requirements of ISA Standard 7.0.01.
Natural Gas: Natural gas must be clean, dry,
oil-free, and noncorrosive. H2S content should not
exceed 20 ppm.
A maximum 40 micrometer particle size in the air
system is acceptable. Further filtration down to 5
micrometer particle size is recommended. Lubricant
content is not to exceed 1 ppm weight (w/w) or
volume (v/v) basis. Condensation in the air supply
should be minimized
Steady-State Air Consumption(3,4)
Low Bleed Relay
At 1.4 bar (20 psig) supply pressure: Average value
0.056 normal m3/hr (2.1 scfh)
At 5.5 bar (80 psig) supply pressure: Average value
0.184 normal m3/hr (6.9 scfh)
The low bleed relay is the standard relay for
DVC6000 SIS digital valve controllers, used for
On/Off applications. Performance may be affected
in throttling applications.
Standard Relay:
At 1.4 bar (20 psig) supply pressure:
Less than 0.38 normal m3/hr (14 scfh)
At 5.5 bar (80 psig) supply pressure:
Less than 1.3 normal m3/hr (49 scfh)
Maximum Output Capacity(3,4)
At 1.4 bar (20 psig) supply pressure:
10.0 normal m3/hr (375 scfh)
At 5.5 bar (80 psig) supply pressure:
29.5 normal m3/hr (1100 scfh)
Independent Linearity(5)
±0.50% of output span
−continued−
1

Introduction and Specifications
September 2013 1-5
Table 1-2. Specifications (continued)
Electromagnetic Interference (EMI)
Meets EN 61326-1 (First Edition)
Immunity—Industrial locations per Table 2 of
the EN 61326-1 standard. Performance is
shown in table 1-3 below.
Emissions—Class A
ISM equipment rating: Group 1, Class A
Lightning and Surge Protection—The degree of
immunity to lightning is specified as Surge immunity
in table 1-3. For additional surge protection
commercially available transient protection devices
can be used.
Vibration Testing Method
Tested per ISA-S75.13 Section 5.3.5. A resonant
frequency search is performed on all three axes.
The instrument is subjected to the ISA specified 1/2
hour endurance test at each major resonance, plus
an additional two million cycles.
Input Impedance (Point-to-Point only)
The input impedance of the DVC6000 SIS active
electronic circuit is not purely resistive. For
comparison to resistive load specifications, an
equivalent impedance of 550 ohms may be used.
This value corresponds to 11 V @ 20 mA.
Operating Ambient Temperature Limits(2,6)
−40 to 85C (−40 to 185F) for most approved
valve-mounted instruments
−60 to 125C (−76 to 257F) for remote-mounted
feedback unit
−52 to 85C (−62 to 185F) for valve-mounted
instruments utilizing the Extreme Temperature
option (fluorosilicone elastomers)
Humidity Limits
0 to 100% condensing relative humidity with
minimal zero or span shifts
Electrical Classification
Hazardous Area
CSA—Intrinsically Safe, Explosion-proof,
Division 2, Dust Ignition-proof
FM—Intrinsically Safe, Explosion-proof,
Non-incendive, Dust Ignition-proof
ATEX—Intrinsically Safe, Flameproof, Type n
IECEx—Intrinsically Safe, Flameproof, Type n
Electrical Housing
CSA—Type 4, IP66
FM—Type 4, IP66
ATEX—IP66
IECEx—IP66
Refer to tables 1-4, 1-5, 1-6 and 1-7, Hazardous
Area Classifications and Special Instructions for
“Safe Use” and Installation in Hazardous Locations
in Section 2, and Appendix B for specific approval
information.
Pollution Degree 2, Overvoltage Category III per
ANSI/ISA-82.02.01 (IEC 61010-1 Mod).
Auxiliary Terminal Contact: Nominal Electrical
Rating 5 V, <1 mA; It is recommended that the
switch be sealed or have gold plated contacts to
avoid corrosion.
For proper operation of the auxiliary input terminal
capacitance should not exceed 18000pF.
Other Classifications/Certifications
Gas Certified, Single Seal Device— CSA, FM,
ATEX, and IECEx
FSETAN—Federal Service of Technological,
Ecological and Nuclear Inspectorate (Russia)
GOST-R—Russian GOST-R
INMETRO— National Institute of Metrology,
Quality, and Technology (Brazil)
KGS—Korea Gas Safety Corporation (South Korea)
KISCO—Korea Industrial Safety Corporation (South
Korea)
NEPSI— National Supervision and Inspection
Centre for Explosion Protection and Safety of
Instrumentation (China)
PESO CCOE— Petroleum and Explosives Safety
Organisation − Chief Controller of Explosives (India)
TIIS— Technology Institution of Industrial Safety
(Japan)
Contact your Emerson Process Management sales
office for classification/certification specific
information
IEC 61010 Compliance Requirements
(Valve-Mounted Instruments only)
Power Source: The loop current must be derived
from a Separated Extra-Low Voltage (SELV) power
source.
Environmental Conditions: Installation Category I
−continued−
1

DVC6000 SIS
September 2013
1-6
Table 1-2. Specifications (continued)
Connections
Supply Pressure: 1/4 NPT internal and integral
pad for mounting 67CFR regulator
Output Pressure: 1/4 NPT internal
Tubing: 3/8-inch, recommended
Vent: 3/8 NPT internal
Electrical: 1/2 NPT internal conduit connection,
M20 adapter optional
Stem/Shaft Travel
Linear Actuators with rated travel between
6.35 mm (0.25 inch) and 606 mm (23.375 inches)
Rotary Actuators with rated travel between 50
degrees and 180 degrees.
Mounting
Designed for direct actuator mounting or remote
pipestand or wall mounting. Mounting the
instrument vertically, with the vent at the bottom of
the assembly, or horizontally, with the vent pointing
down, is recommended to allow drainage of
moisture that may be introduced via the instrument
air supply.
Weight
Valve-Mounted Instruments
Aluminum: 3.5 kg (7.7 lbs)
Stainless Steel: 7.7 kg (17 lbs)
Remote-Mounted Instruments
DVC6005 SIS Base Unit: 4.1 kg (9 lbs)
DVC6015 Feedback Unit: 1.3 kg (2.9 lbs)
DVC6025 Feedback Unit: 1.4 kg (3.1 lbs)
DVC6035 Feedback Unit: 0.9 kg (2.0 lbs)
Construction Materials
Housing, module base and terminal box:
A03600 low copper aluminum alloy (standard)
CF8M (cast 316 stainless steel) (optional for
valve-mounted instruments only)
Cover: Thermoplastic polyester
Elastomers
Standard: Nitrile
Optional: Fluorosilicone
Options
Supply and output pressure gauges or Tire
valves, Integral mounted filter regulator,
Stainless steel housing, module base, and
terminal box, Extreme Temperature, Beacon
Indicator, LCP100 local control panel Natural
Gas Certified, Single Seal Device, Feedback
Assembly PTFE Sleeve Protective Kit for aluminum
units in saltwater or particulate environments
Declaration of SEP
Fisher Controls International LLC declares this
product to be in compliance with Article 3 paragraph
3 of the Pressure Equipment Directive (PED) 97 /
23 / EC. It was designed and manufactured in
accordance with Sound Engineering Practice (SEP)
and cannot bear the CE marking related to PED
compliance.
However, the product may bear the CE marking to
indicate compliance with other applicable European
Community Directives.
NOTE: Specialized instrument terms are defined in ANSI/ISA Standard 51.1 − Process Instrument Terminology.
1. 3-conductor shielded cable, 22 AWG minimum wire size, is required for connection between base unit and feedback unit. Pneumatic tubing between base unit output connection and actuator
has been tested to 91 meters (300 feet). At 15 meters (50 feet) there was no performance degradation. At 91 meters there was minimal pneumatic lag.
2. The pressure/temperature limits in this document and any applicable code or standard should not be exceeded.
3. Values at 1.4 bar (20 psig) based on a single-acting direct relay; values at 5.5 bar (80 psig) based on double-acting relay.
4. Normal m3/hour − Normal cubic meters per hour at 0C and 1.01325 bar, absolute. Scfh − Standard cubic feet per hour at 60F and 14.7 psia
5. Typical value. Not applicable for travels less than 19 mm (0.75 inch) or for shaft rotation less than 60 degrees. Also, not applicable to DVC6020 SIS digital valve controllers in long-stroke
applications.
6. Temperature limits vary based on hazardous area approval
1

Introduction and Specifications
September 2013 1-7
Related Documents
Other documents containing information related to
DVC6000 SIS digital valve controllers for safety
instrumented systems include:
Bulletin 62.1:DVC6000 SIS—FIELDVUE
DVC6000 SIS Digital Valve Controllers for Safety
Instrumented System (SIS) Solutions (D102784X012)
Bulletin 62.1:DVC6000(S1)— FIELDVUE
DVC6000 Digital Valve Controller Dimensions
(D103308X012)
FIELDVUE DVC6000 SIS Digital Valve
Controllers for Safety Instrumented System (SIS)
Solutions Quick Start Guide (D103307X012)
Safety Manual for FIELDVUE DVC6000 Digital
Valve Controllers for Safety Instrumented System
(SIS) Solutions − 0−20 mA or 0−24 VDC
(D103035X012)
Safety Manual for FIELDVUE DVC6000 SIS
Digital Valve Controllers for Safety Instrumented
System (SIS) Solutions − 4−20 mA (D103294X012)
Partial Stroke Test using 475/375 Field
Communicator—Supplement to Fisher FIELDVUE
DVC6000 SIS Digital Valve Controllers for Safety
Instrumented System (SIS) Solutions Instruction
Manual (D103320X012)
Partial Stroke Test using ValveLink
Software—Supplement to Fisher FIELDVUE
DVC6000 SIS Digital Valve Controllers for Safety
Instrumented System (SIS) Solutions Instruction
Manual (D103274X012)
Pre-Commissioning Installation / Setup
Guidelines Using ValveLink Software —Supplement to
Fisher FIELDVUE DVC6000 SIS Digital Valve
Controllers for Safety Instrumented System (SIS)
Solutions Instruction Manual (D103285X012)
Fisher LCP100 Local Control Panel Instruction
Manual (D103272X012)
FIELDVUE LC340 Line Conditioner Instruction
Manual (D102797X012)
FIELDVUE HF340 HART Filter Instruction
Manual (D102796X012)
ValveLink Software Help or Documentation
All documents are available from your Emerson
Process Management sales office. Also visit our
website at www.FIELDVUE.com.
Educational Services
For information on available courses for the DVC6000
SIS digital valve controller, as well as a variety of other
products, contact:
Emerson Process Management
Educational Services, Registration
P.O. Box 190; 301 S. 1st Ave.
Marshalltown, IA 50158-2823
Phone: 800-338-8158 or
Phone: 641-754-3771
FAX: 641-754-3431
e-mail: education@emerson.com
1

DVC6000 SIS
September 2013
1-8
Table 1-3. Electromagnetic Immunity Performance
Port Phenomenon Basic Standard Test Level
Performance Criteria(1)
Point-to-
Point Mode Multi-drop
Mode
Enclosure
Electrostatic discharge
(ESD) IEC 61000-4-2 4 kV contact
8 kV air A(2) A
Radiated EM field IEC 61000-4-3 80 to 1000 MHz @ 10V/m with 1 kHz AM at 80%
1400 to 2000 MHz @ 3V/m with 1 kHz AM at 80%
2000 to 2700 MHz @ 1V/m with 1 kHz AM at 80% A A
Rated power frequency
magnetic field IEC 61000-4-8 30 A/m at 50/60 Hz A A
I/O signal/control
Burst IEC 61000-4-4 1 kV A(2) A
Surge IEC 61000-4-5 1 kV (line to ground only, each) B B
Conducted RF IEC 61000-4-6 150 kHz to 80 MHz at 3 Vrms A A
Performance Criteria:+/− 1% effect.
1. A = No degradation during testing. B = Temporary degradation during testing, but is self-recovering.
2. Excluding auxiliary switch function, which meets Performance Criteria B.
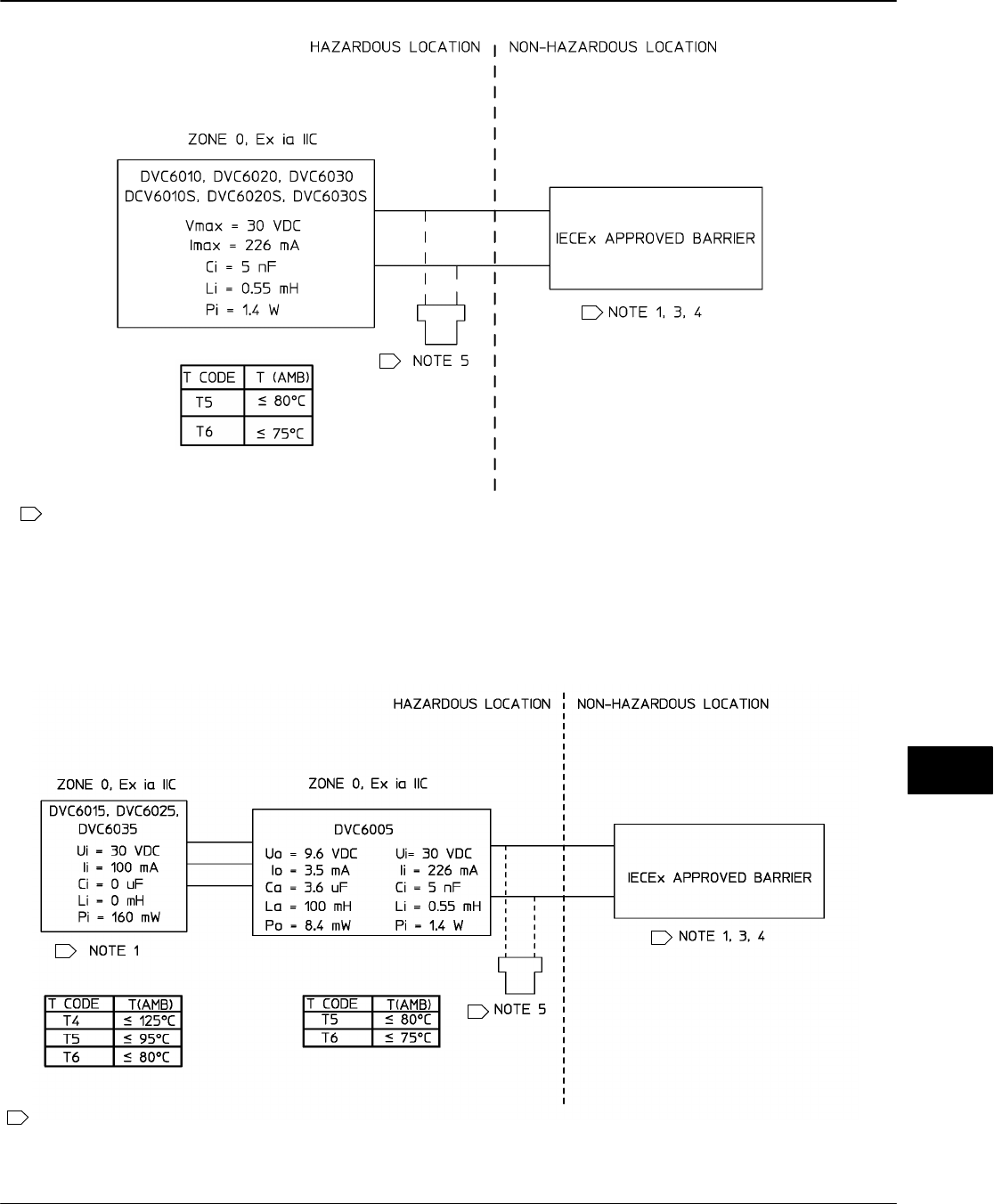
Table 1-4. Hazardous Area Classifications—CSA (Canada)
Certification
Body Type Certification Obtained Entity Rating Temperature Code Enclosure
Rating
CSA
DVC60x0
DVC60x0S
(x = 1,2,3)
Ex ia Intrinsically Safe
Class I,II,III Division 1 GP A,B,C,D,E,
F,G per drawing GE42818
Natural Gas Approved
Vmax = 30 VDC
Imax = 226 mA
Ci = 5 nF
Li = 0.55 mH
Pi = 1.4 W
T5(Tamb v 80C)
T6(Tamb v 75C)
Type 4X, IP66
Single Seal Device
Explosion-proof
Class I Division 1 GP B,C,D
Natural Gas Approved
− − −T5(Tamb v 80C)
T6(Tamb v 75C)
Type 4X, IP66
Single Seal Device
Class I Division 2 GP A,B,C,D
Class II Division 1 GP E,F,G
Class II Division 2 GP F,G
Class III
Natural Gas Approved
− − −T5(Tamb v 80C)
T6(Tamb v 75C)
Type 4X, IP66
Single Seal Device
DVC6005
Ex ia Intrinsically Safe
Class I,II,III Division 1 GP A,B,C,D,
E,F,G per drawing GE42818
Natural Gas Approved
Vmax = 30 VDC
Imax = 226 mA
Ci = 5 nF
Li = 0.55 mH
Pi = 1.4 W
Voc = 30 VDC
Isc = 12 mA
Ca = 66 nF
La = 246 mH
Po = 86 mW
T5(Tamb v 80C)
T6(Tamb v 75C)
Type 4X, IP66
Single Seal Device
Explosion-proof
Class I Division 1 GP B,C,D
Natural Gas Approved
− − −T5(Tamb v 80C)
T6(Tamb v 75C)
Type 4X, IP66
Single Seal Device
Class I Division 2 GP A,B,C,D
Class II Division 1 GP E,F,G
Class II Division 2 GP F,G
Class III
Natural Gas Approved
− − −T5(Tamb v 80C)
T6(Tamb v 75C)
Type 4X, IP66
Single Seal Device
DVC60x5
(x = 1,2,3)
Ex ia Intrinsically Safe
Class I,II,III Division 1 GP A,B,C,D,
E,F,G per drawing GE42818
Vmax = 30 VDC
Imax = 100 mA
Ci = 0 uF
Li = 0 mH
Pmax = 160 mW
T4(Tamb v 125C)
T5(Tamb v 95C)
T6(Tamb v 80C)
Type 4X, IP66
Explosion-proof
Class I Division 1 GP B,C,D − − −
T4(Tamb v 125C)
T5(Tamb v 95C)
T6(Tamb v 80C)
Type 4X, IP66
Class I Division 2 GP A,B,C,D
Class II Division 1 GP E,F,G
Class II Division 2 GP F,G
Class III
− − −
T4(Tamb v 125C)
T5(Tamb v 95C)
T6(Tamb v 80C)
Type 4X, IP66
1

Introduction and Specifications
September 2013 1-9
Table 1-5. Hazardous Area Classifications—FM (United States)
Certification
Body Type Certification Obtained Entity Rating Temperature Code Enclosure
Rating
FM
DVC60x0
DVC60x0S
(x = 1,2,3)
IS Intrinsically Safe
Class I,II,III Division 1 GP A,B,C,D,
E,F,G per drawing GE42819
Natural Gas Approved
Vmax = 30 VDC
Imax = 226 mA
Ci = 5 nF
Li = 0.55 mH
Pi = 1.4 W
T5(Tamb ≤ 80C)
T6(Tamb ≤ 75C) Type 4X, IP66
Single Seal Device
XP Explosion-proof
Class I Division 1 GP B,C,D
NI Non-incendive
Class I Division 2 GP A,B,C,D
DIP Dust Ignition-proof
Class II, III Division 1 GP E,F,G
S Suitable for Use
Class II, III Division 2 GP F,G
Natural Gas Approved
− − −T5(Tamb ≤ 80C)
T6(Tamb ≤ 75C) Type 4X, IP66
Single Seal Device
DVC6005
IS Intrinsically Safe
Class I,II,III Division 1 GP A,B,C,D,E,
F,G per drawing GE42819
Natural Gas Approved
Vmax = 30 VDC
Imax = 226 mA
Ci = 5 nF
Li = 0.55 mH
Pi = 1.4 W
Voc = 9.6 VDC
Isc = 3.5 mA
Ca = 3.6 uF
La = 100 mH
Po = 8.4 mW
T5(Tamb ≤ 80C)
T6(Tamb ≤ 75C) Type 4X, IP66
Single Seal Device
XP Explosion-proof
Class I Division 1 GP B,C,D
NI Non-incendive
Class I Division 2 GP A,B,C,D
DIP Dust Ignition-proof
Class II, III Division 1 GP E,F,G
S Suitable for Use
Class II, III Division 2 GP F,G
Natural Gas Approved
− − −T5(Tamb ≤ 80C)
T6(Tamb ≤ 75C) Type 4X, IP66
Single Seal Device
DVC60x5
(x = 1,2,3)
IS Intrinsically Safe
Class I,II,III Division 1 GP A,B,C,D,
E,F,G per drawing GE42819
Vmax = 30 VDC
Imax = 100 mA
Ci = 0 uF
Li = 0 mH
Pi = 160 mW
T4(Tamb ≤ 125C)
T5(Tamb ≤ 95C)
T6(Tamb ≤ 80C) Type 4X, IP66
XP Explosion-proof
Class I Division 1 GP A,B,C,D
NI Non-incendive
Class I Division 2 GP A,B,C,D
DIP Dust Ignition-proof
Class II, III Division 1 GP E,F,G
S Suitable for Use
Class II, III Division 2 GP F,G
− − −
T4(Tamb ≤ 125C)
T5(Tamb ≤ 95C)
T6(Tamb ≤ 80C) Type 4X, IP66
1

DVC6000 SIS
September 2013
1-10
Table 1-6. Hazardous Area Classifications—ATEX
Certificate Type Certification Obtained Entity Rating Temperature Code Enclosure
Rating
ATEX
DVC60x0
DVC60x0S
(x = 1,2,3)
II 1 G D
Intrinsically Safe
Gas
Ex ia IIC T5/T6 Ga
Dust
Ex ia IIIC T85C (Ta ≤ +73C), T92C
(Ta ≤ +80C) Da
Per drawing GE60771
Natural Gas Approved
Ui = 30 VDC
Ii = 226 mA
Ci = 5 nF
Li = 0.55 mH
Pi = 1.4 W
T5(Tamb ≤ 80C)
T6(Tamb ≤ 75C) IP66
Single Seal Device
II 2 G
Flameproof
Gas
Ex d IIC T5/T6 Gb
Natural Gas Approved
− − −T5(Tamb ≤ 85C)
T6(Tamb ≤ 80C) IP66
Single Seal Device
II 3 G
Type n
Gas
Ex nC IIC T5/T6 Gc
Natural Gas Approved
− − −T5(Tamb ≤ 80C)
T6(Tamb ≤ 75C) IP66
Single Seal Device
DVC6005
II 1 G D
Intrinsically Safe
Gas
Ex ia IIC T5/T6 Ga
Dust
Ex ia IIIC T85C (Ta ≤ +76C), T89C
Ta ≤ +80C) Da
Per drawing GE60771
Natural Gas Approved
Ui = 30 VDC
Ii = 226 mA
Ci = 5 nF
Li = 0.55 mH
Pi = 1.4 W
Uo = 9.6 VDC
Io = 3.5 mA
Co = 3.6 uF
Lo = 100 mH
Po = 8.4 mW
T5(Tamb ≤ 80C)
T6(Tamb ≤ 75C) IP66
Single Seal Device
II 2 G
Flameproof
Gas
Ex d IIC T5/T6 Gb
Natural Gas Approved
− − −T5(Tamb ≤ 85C)
T6(Tamb ≤ 80C) IP66
Single Seal Device
II 3 G
Type n
Gas
Ex nC IIC T5/T6 Gc
Natural Gas Approved
− − −T5(Tamb ≤ 80C)
T6(Tamb ≤ 75C) IP66
Single Seal Device
DVC60x5
(x = 1,2,3)
II 1 G D
Intrinsically Safe
Gas
Ex ia IIC T4/T5/T6 Ga
Dust
Ex ia IIIC T85C (Tamb ≤ +64C) T100C
(Tamb ≤ +79C), T135C (Tamb ≤ +114C)
T146C (Tamb ≤ +125C) Da
Per drawing GE60771
Ui = 30 VDC
Ii = 100 mA
Ci = 0 uF
Li = 0 mH
Pi = 160 mW
T4(Tamb ≤ 125C)
T5(Tamb ≤ 95C)
T6(Tamb ≤ 80C) IP66
II 2 G
Flameproof
Gas
Ex d IIC T4/T5/T6 Gb
− − −
T4(Tamb ≤ 125C)
T5(Tamb ≤ 95C)
T6(Tamb ≤ 80C) IP66
II 3 G
Type n
Gas
Ex nA IIC T4/T5/T6 Gc
− − −
T4(Tamb ≤ 125C)
T5(Tamb ≤ 95C)
T6(Tamb ≤ 80C) IP66
1

Introduction and Specifications
September 2013 1-11
Table 1-7. Hazardous Area Classifications—IECEx
Certificate Type Certification Obtained Entity Rating Temperature Code Enclosure
Rating
IECEx
DVC60x0
DVC60x0S
(x = 1,2,3)
Intrinsically Safe
Gas
Ex ia IIC T5/T6 per drawing GE42990
Natural Gas Approved
Ui = 30 VDC
Ii = 226 mA
Ci = 5 nF
Li = 0.55 mH
Pi = 1.4 W
T5(Tamb ≤ 80C)
T6(Tamb v 75C)
IP66
Single Seal Device
Flameproof
Gas
Ex d IIC T5/T6
Natural Gas Approved
− − −T5(Tamb ≤ 80C)
T6(Tamb ≤ 75C) IP66
Single Seal Device
Type n
Gas
Ex nC IIC T5/T6
Natural Gas Approved
− − −T5(Tamb ≤ 80C)
T6(Tamb ≤ 75C) IP66
Single Seal Device
DVC6005
Intrinsically Safe
Gas
Ex ia IIC T5/T6 per drawing GE42990
Natural Gas Approved
Ui = 30 VDC
Ii = 226 mA
Ci = 5 nF
Li = 0.55 mH
Pi = 1.4 W
Uo = 9.6 VDC
Io = 3.5 mA
Ca = 3.6 uF
La = 100 mH
Po = 8.4 mW
T5(Tamb ≤ 80C)
T6(Tamb ≤ 75C) IP66
Single Seal Device
Flameproof
Gas
Ex d IIC T5/T6
Natural Gas Approved
− − −T5(Tamb ≤ 80C)
T6(Tamb ≤ 75C) IP66
Single Seal Device
Type n
Gas
Ex nC IIC T5/T6
Natural Gas Approved
− − −T5(Tamb ≤ 80C)
T6(Tamb ≤ 75C) IP66
Single Seal Device
DVC60x5
(x = 1,2,3)
Intrinsically Safe
Gas
Ex ia IIC T4/T5/T6 per drawing GE42990
Ui = 30 VDC
Ii =100 mA
Ci = 0 uF
Li = 0 mH
Pi = 160 mW
T4(Tamb ≤ 125C)
T5(Tamb ≤ 95C)
T6(Tamb ≤ 80C) IP66
Flameproof
Gas
Ex d IIC T4/T5/T6
− − −
T4(Tamb ≤ 125C)
T5(Tamb ≤ 95C)
T6(Tamb ≤ 80C) IP66
Type n
Gas
Ex nA IIC T4/T5/T6
− − −
T4(Tamb ≤ 125C)
T5(Tamb ≤ 95C)
T6(Tamb ≤ 80C) IP66
1

DVC6000 SIS
September 2013
1-12
1

Installation
September 2013 2-1
2-2
Section 2 Installation
Hazardous Area Classifications and Special Instructions for “Safe Use” and
Installations in Hazardous Areas
CSA 2-4.....................................................................
FM 2-4......................................................................
ATEX 2-4....................................................................
IECEx 2-5...................................................................
Mounting Guidelines
DVC6010 SIS on Sliding-Stem Actuators (up to 4 inches travel) 2-6...........
DVC6020 SIS on Long-Stroke Sliding-Stem Actuators
(4 to 24 inches travel) and Rotary Actuators 2-8..............................
DVC6030 SIS on Quarter-Turn Actuators 2-10.................................
DVC6005 SIS Base Unit 2-13.................................................
Wall Mounting 2-13...........................................................
Pipestand Mounting 2-13......................................................
DVC6015 on Sliding-Stem Actuators (up to 4 inches travel) 2-13................
DVC6025 on Long-Stroke Sliding-Stem Actuators
(4 to 24 inches travel) and Rotary Actuators 2-15..............................
DVC6035 on Quarter-Turn Actuators 2-16.....................................
67CFR Filter Regulator
Integral-Mounted Regulator 2-17................................................
Yoke-Mounted Regulator 2-17..................................................
Casing-Mounted Regulator 2-17................................................
Pneumatic Connections
Supply Connections 2-18.....................................................
Output Connections 2-20......................................................
Single-Acting Actuators 2-20...................................................
Double-Acting Actuators 2-20..................................................
Vent 2-22.....................................................................
Electrical Connections
4-20 mA Loop Connections 2-23..............................................
Remote Travel Sensor Connections 2-24......................................
Test Connections 2-28........................................................
Communication Connections 2-28.............................................
2

DVC6000 SIS
September 2013
2-2
Wiring Practices
Logic Solver or Control System Requirements 2-28............................
Voltage Available 2-28........................................................
Compliance Voltage 2-29......................................................
Maximum Cable Capacitance 2-29............................................
Installation in a Safety Instrumented System 2-31.........................
Installation in a 4-Wire System 2-31...........................................
Installation in a 2-Wire System 2-32...........................................
LCP100 (Local Control Panel) 2-35...........................................
Installation 2-35.............................................................
Electrical Connections 2-35....................................................
2

Installation
September 2013 2-3
Installation
The DVC6000 SIS can be used with either air or
natural gas as the supply medium. If using natural gas
as the pneumatic supply medium, natural gas will be
used in the pneumatic output connections of the
DVC6000 SIS to any connected equipment. In normal
operation the unit will vent the supply medium into the
surrounding atmosphere unless it is remotely vented.
When using natural gas as the supply medium, in a
non-hazardous location in a confined area, remote
venting of the unit is required. Failure to do so could
result in personal injury, property damage, and area
re-classification. For hazardous locations remote
venting of the unit may be required, depending upon
the area classification, and as specified by the
requirements of local, regional, and national codes,
rules and regulations. Failure to do so when necessary
could result in personal injury, property damage, and
area re-classification.
WARNING
Avoid personal injury or property
damage from sudden release of
process pressure or bursting of parts.
Before proceeding with any
Installation procedures:
Always wear protective clothing,
gloves, and eyewear.
Personal injury or property
damage may result from fire or
explosion if natural gas is used as the
supply medium and appropriate
preventive measures are not taken.
Preventive measures may include, but
are not limited to, one or more of the
following: Remote venting of the unit,
re-evaluating the hazardous area
classification, ensuring adequate
ventilation, and the removal of any
ignition sources. For information on
remote venting of this controller, refer
to page 2-22.
If installing this into an existing
application, also refer to the
WARNING at the beginning of the
Maintenance section of this
instruction manual.
Check with your process or
safety engineer for any additional
measures that must be taken to
protect against process media.
WARNING
To avoid static discharge from the
cover when flammable gases or dust
are present, do not rub or clean the
cover with solvents. To do so could
result in a spark that may cause the
flammable gases or dust to explode,
resulting in personal injury or
property damage. Clean with a mild
detergent and water only.
WARNING
This unit vents the supply medium
into the surrounding atmosphere.
When installing this unit in a
non-hazardous (non-classified)
location in a confined area, with
natural gas as the supply medium,
you must remotely vent this unit to a
safe location. Failure to do so could
result in personal injury or property
damage from fire or explosion, and
area re-classification.
When installing this unit in a
hazardous (classified) location remote
venting of the unit may be required,
depending upon the area
classification, and as specified by the
requirements of local, regional, and
national codes, rules and regulations.
Failure to do so when necessary
could result in personal injury or
property damage from fire or
explosion, and area re-classification.
Vent line piping should comply with
local and regional codes and should
be as short as possible with adequate
inside diameter and few bends to
reduce case pressure buildup.
2

DVC6000 SIS
September 2013
2-4
In addition to remote venting of the
unit, ensure that all caps and covers
are correctly installed. Failure to do
so could result in personal injury or
property damage from fire or
explosion, and area re-classification.
Hazardous Area Classifications and
Special Instructions for “Safe Use” and
Installations in Hazardous Locations
Certain nameplates may carry more than one
approval, and each approval may have unique
installation/wiring requirements and/or conditions of
“safe use”. These special instructions for “safe use”
are in addition to, and may override, the standard
installation procedures. Special instructions are listed
by approval.
Note
This information supplements the
nameplate markings affixed to the
product.
Always refer to the nameplate itself to
identify the appropriate certification.
Contact your Emerson Process
Management sales office for
approval/certification information not
listed here.
Approval information is for both
aluminum and stainless steel
constructions.
WARNING
Failure to follow these conditions of
safe use could result in personal
injury or property damage from fire or
explosion, or area re-classification.
CSA
Intrinsic Safety, Explosion proof, Division 2,
Dust-Ignition proof
No special conditions for safe use.
Refer to table 1-4 for approval information, figure B-1,
B-3 and B-4 for CSA loop schematics, and figure B-2
and B-5 for typical CSA nameplates.
FM
Special Conditions of Safe Use
Intrinsic Safety, Explosion proof, Non-incendive,
Dust-Ignition proof
1. When product is used with natural gas as the
pneumatic medium, the maximum working pressure of
the natural gas supply shall be limited to 145 psi.
2. When product is used with natural gas as the
pneumatic medium the product shall not be permitted
in a Class I, Division 2, Group A, B, C, D location
without the proper venting installation as per the
manufacturer’s instruction manual.
3. The apparatus enclosure contains aluminum and is
considered to constitute a potential risk of ignition by
impact or friction. Care must be taken into account
during installation and use to prevent impact or friction.
4. Parts of the enclosure are constructed from plastic.
To prevent risk of electrostatic sparking, the plastic
surface should only be cleaned with a damp cloth.
Refer to table 1-5 for approval information, figure B-6,
B-7 and B-8 for FM loop schematics, and figure B-2
and B-9 for typical FM nameplates.
ATEX
Special Conditions for Safe Use
Intrinsically Safe
1. This apparatus can only be connected to an
intrinsically safe certified equipment and this
combination must be compatible as regards the
intrinsically safe rules.
2. The electrical parameters of this equipment must
not exceed any following values:
Uo ≤ 30 V; Io ≤ 226 mA; Po ≤ 1.4 W
3. Operating ambient temperature: −52C or −40C
to + 80C
4. For the model with aluminum body: the apparatus
must not be submitted to frictions or mechanical
impacts.
5. Covered by standards EN 60079-0 (2009),
EN 60079-11 (2012), EN 60079-26 (2007).
6. Install per drawing GE60771.
Refer to table 1-6 for additional approval information,
figures B-10, B-12, andB-13 for ATEX loop schematics
and figure B-11 for typical ATEX Intrinsic Safety
nameplates.
2

Installation
September 2013 2-5
Flameproof
Operating ambient temperature: −52C or −40C to
+ 85C
Refer to table 1-6 for additional approval information,
and figure B-14 for typical ATEX Flameproof
nameplates.
Type n
Operating ambient temperature: −52C or −40C to
+ 80C
Refer to table 1-6 for additional approval information,
and figure B-15 for typical ATEX Type n nameplates.
IECEx
Conditions of Certification
Intrinsically Safe, Type n, Flameproof
Ex ia / Ex nC / Ex d
1. Warning: Electrostatic charge hazard. Do not rub
or clean with solvents. To do so could result in an
explosion.
Ex nC / Ex nA / Ex d
2. Do not open while energized.
Refer to table 1-7 for additional approval information,
and figures B-16, B-17, and B-18 for IECEx loop
schematics, and figures B-19 and B-20 for typical
IECEx nameplates.
2

DVC6000 SIS
September 2013
2-6
/OC
CAP SCREW, FLANGED
MACHINE SCREW
SHIELD
ADJUSTMENT ARM
CONNECTOR ARM
CAP SCREW
PLAIN WASHER
Figure 2-1. FIELDVUE DVC6010 SIS Digital Valve Controller Mounted on Sliding-Stem Actuators with up to 2 Inches Travel
Mounting Guidelines
DVC6010 SIS on Sliding-Stem Actuators
Up to 102 mm (4 Inches) of Travel
If ordered as part of a control valve assembly, the
factory mounts the digital valve controller on the
actuator, makes pneumatic connections to the
actuator, sets up, and calibrates the instrument. If you
purchased the digital valve controller separately, you
will need a mounting kit to mount the digital valve
controller on the actuator. See the instructions that
come with the mounting kit for detailed information on
mounting the digital valve controller to a specific
actuator model.
The DVC6010 SIS digital valve controller mounts on
sliding-stem actuators with up to 102 mm (4 inch)
travel. Figure 2-1 shows a typical mounting on an
actuator with up to 51 mm (2 inch) travel. Figure 2-2
shows a typical mounting on actuators with 51 to 102
mm (2 to 4 inch) travel. For actuators with greater than
102 mm (4-inch) travel, see the guidelines for
mounting a DVC6020 SIS digital valve controller.
Note
Do not use the stainless steel
DVC6010S SIS in high vibration service
where the mounting bracket uses
standoffs (spacers) to mount to the
actuator.
Refer to the following guidelines when mounting on
sliding-stem actuators with up to 4 inches of travel.
Where a key number is referenced, refer to figure 8-1.
1. Isolate the control valve from the process line
pressure and release pressure from both sides of the
valve body. Shut off all pressure lines to the actuator,
releasing all pressure from the actuator. Use lock-out
procedures to be sure that the above measures stay in
effect while you work on the equipment.
2. Attach the connector arm to the valve stem
connector.
3. Attach the mounting bracket to the digital valve
controller housing.
2

Installation
September 2013 2-7
CAP SCREW, FLANGED
MACHINE SCREW,
FLAT HEAD
SHIELD
ADJUSTMENT ARM
CONNECTOR ARM
PLAIN WASHER
MACHINE SCREW
MACHINE SCREW,
LOCK WASHER,
HEX NUT
LOCK WASHER
LOCK WASHER
HEX NUT
SPACER
HEX NUT, FLANGED
FEEDBACK ARM
EXTENSION,
BIAS SPRING
Figure 2-2. FIELDVUE DVC6010 SIS Digital Valve Controller Mounted on Sliding-Stem Actuators with 2 to 4 Inches Travel
4. If valve travel exceeds 2 inches, a feedback arm
extension is attached to the existing 2-inch feedback
arm. Remove the existing bias spring (key 78) from
the 2-inch feedback arm (key 79). Attach the feedback
arm extension to the feedback arm (key 79) as shown
in figure 2-2.
5. Mount the digital valve controller on the actuator as
described in the mounting kit instructions.
6. Set the position of the feedback arm (key 79) on
the digital valve controller to the no air position by
inserting the alignment pin (key 46) through the hole
on the feedback arm as follows:
For air-to-open actuators (i.e., the actuator
stem retracts into the actuator casing or cylinder as air
pressure to the casing or lower cylinder increases),
insert the alignment pin into the hole marked ‘‘A’’. For
this style actuator, the feedback arm rotates
counterclockwise, from A to B, as air pressure to the
casing or lower cylinder increases.
For air-to-close actuators (i.e., the actuator
stem extends from the actuator casing or cylinder as
air pressure to the casing or upper cylinder increases),
insert the alignment pin into the hole marked ‘‘B’’. For
this style actuator, the feedback arm rotates
clockwise, from B to A, as air pressure to the casing or
upper cylinder increases.
Note
When performing the following steps,
ensure there is enough clearance
between the adjustment arm and the
feedback arm to prevent interference
with the bias spring.
7. Apply anti-seize (key 64) to the pin of the
adjustment arm. As shown in figure 2-3, place the pin
into the slot of the feedback arm or feedback arm
extension so that the bias spring loads the pin against
the side of the arm with the valve travel markings.
8. Install the external lock washer on the adjustment
arm. Position the adjustment arm in the slot of the
connector arm and loosely install the flanged hex nut.
9. Slide the adjustment arm pin in the slot of the
connector arm until the pin is in line with the desired
valve travel marking. Tighten the flanged hex nut.
10. Remove the alignment pin (key 46) and store it in
the module base next to the I/P assembly.
11. After calibrating the instrument, attach the shield
with two machine screws.
2

DVC6000 SIS
September 2013
2-8
A7209-1
SPRING RELAXED
SPRING UNDER TENSION OF
ADJUSTMENT ARM PIN
FEEDBACK ARM
ADJUSTMENT
ARM PIN BIAS
SPRING
BIAS SPRING
Figure 2-3. Locating Adjustment Arm Pin in Feedback Arm
DVC6020 SIS on Long-Stroke (4 to 24
Inch Travel) Sliding-Stem Actuators and
Rotary Actuators
If ordered as part of a control valve assembly, the
factory mounts the digital valve controller on the
actuator, makes pneumatic connections to the
actuator, sets up, and calibrates the instrument. If you
purchased the digital valve controller separately, you
will need a mounting kit to mount the digital valve
controller on the actuator. See the instructions that
come with the mounting kit for detailed information on
mounting the digital valve controller to a specific
actuator model.
Note
All cams supplied with FIELDVUE
mounting kits are characterized to
provide a linear response.
Note
Do not use the stainless steel
DVC6020S SIS in high vibration service
where the mounting bracket uses
standoffs (spacers) to mount to the
actuator.
DVC6020 SIS digital valve controllers use a cam
(designed for linear response) and roller as the
feedback mechanism. Figure 2-4 shows an example of
mounting on sliding-stem actuators with travels from 4
inches to 24 inches. Some long-stroke applications will
require an actuator with a tapped lower yoke boss.
Figures 2-5 and 2-6 show the DVC6020 SIS mounted
on rotary actuators.
As shown in figure 2-5, two feedback arms are
available for the digital valve controller. Most
long-stroke sliding-stem and rotary actuator
installations use the long feedback arm [62 mm
(2.45 inches) from roller to pivot point]. Installations
on Fisher 1051 size 33 and 1052 size 20 and 33
actuators use the short feedback arm [54 mm (2.13
inches) from roller to pivot point]. Make sure the
correct feedback arm is installed on the digital valve
controller before beginning the mounting procedure.
Refer to figures 2-4, 2-5, and 2-6 for parts locations.
Also, where a key number is referenced, refer to figure
8-2. Refer to the following guidelines when mounting
on sliding-stem actuators with 4 to 24 inches of travel
or on rotary actuators:
1. Isolate the control valve from the process line
pressure and release pressure from both sides of the
valve body. Shut off all pressure lines to the
pneumatic actuator, releasing all pressure from the
actuator. Use lock-out procedures to be sure that the
above measures stay in effect while working on the
equipment.
2. If a cam is not already installed on the actuator,
install the cam as described in the instructions
included with the mounting kit. For sliding-stem
actuators, the cam is installed on the stem connector.
3. If a mounting plate is required, fasten the mounting
plate to the actuator.
2

Installation
September 2013 2-9
PLAIN WASHER
HEX NUT
STUD, CONT
THREAD
ALOCK WASHER
CAP SCREW
MOUNTING PLATE
CAP SCREW, HEX
SOCKET
VENT
PLAIN WASHER
HEX NUT
STUD, CONT THREAD
A
SPACER SECTION A‐A
CAM
CAM/ROLLER POSITION MARK
29B1665-B VENT ADAPTOR
Figure 2-4. FIELDVUE DVC6020 SIS Digital Valve Controller Mounted on Long-Stroke Sliding-Stem Actuator.
TYPICAL MOUNTING WITH SHORT FEEDBACK ARM
(FISHER 1052 SIZE 33 ACTUATOR SHOWN)
TYPICAL MOUNTING WITH LONG FEEDBACK ARM
(FISHER 1061 SIZE 30-68 ACTUATOR SHOWN)
29B2094-A
29B1672-A
MOUNTING ADAPTOR
CAP SCREW, HEX SOCKET
CAM
MACHINE SCREW
MACHINE SCREW
CAP SCREW,
HEX SOCKET
CAM
Figure 2-5. FIELDVUE DVC6020 SIS Digital Valve Controller Mounted on Rotary Actuator
2

DVC6000 SIS
September 2013
2-10
CAP SCREW,
HEX SOCKET
CAM
FOLLOWER ARM
EXTENSION
MACHINE SCREW,
LOCK WASHER,
HEX NUT
CAP SCREW
29B1673-A
Figure 2-6. FIELDVUE DVC6020 SIS Digital Valve Controller with
Long Feedback Arm and Follower Arm Extension Mounted on a
Rotary Actuator
4. For applications that require remote venting, a
pipe-away bracket kit is available. Follow the
instructions included with the kit to replace the existing
mounting bracket on the digital valve controller with
the pipe-away bracket and to transfer the feedback
parts from the existing mounting bracket to the
pipe-away bracket.
5. Larger size actuators may require a follower arm
extension, as shown in figure 2-6. If required, the
follower arm extension is included in the mounting kit.
Follow the instructions included with the mounting kit
to install the follower arm extension.
6. Apply anti-seize (key 64) to the pin of the
adjustment arm as shown in figure 2-7.
7. Mount the DVC6020 SIS on the actuator as
follows:
If required, a mounting adaptor is included in the
mounting kit. Attach the adaptor to the actuator as
shown in figure 2-5. Then attach the digital valve
controller assembly to the adaptor. The roller on the
digital valve controller feedback arm will contact the
actuator cam as it is being attached.
MOUNTING
ADAPTER
FEEDBACK
ARM ASSEMBLY
BIAS SPRING
ARM ASSEMBLY PIN
ARM ASSEMBLY
MOUNTING
BRACKET
Figure 2-7. Locating Adjustment Arm Pin in Feedback Arm of a
FIELDVUE DVC6020 SIS Digital Valve Controller
If no mounting adaptor is required, attach the
digital valve controller assembly to the actuator or
mounting plate. The roller on the digital valve
controller feedback arm will contact the actuator cam
as it is being attached.
8. For long-stroke sliding-stem actuators, after the
mounting is complete, check to be sure the roller
aligns with the position mark on the cam (see
figure 2-4). If necessary, reposition the cam to attain
alignment.
DVC6030 SIS on Quarter-Turn Actuators
If ordered as part of a control valve assembly, the
factory mounts the digital valve controller on the
actuator, makes pneumatic connections to the
actuator, sets up, and calibrates the instrument. If you
purchased the digital valve controller separately, you
will need a mounting kit to mount the digital valve
controller on the actuator. See the instructions that
come with the mounting kit for detailed information on
mounting the digital valve controller to a specific
actuator model.
Figure 2-8 shows the DVC6030 SIS digital valve
controller mounted on a quarter-turn actuator. Refer to
figure 2-8 for parts locations. Refer to the following
guidelines when mounting on quarter-turn actuators:
Note
Due to NAMUR mounting limitations,
do not use the stainless steel
DVC6030S SIS in high vibration service.
2

Installation
September 2013 2-11
19B3879−A
MOUNTING BRACKET
TRAVEL INDICATOR
TRAVEL
INDICATOR PIN
FEEDBACK ARM
SPACER
29B1703-A
Figure 2-8. Mounting a FIELDVUE DVC6030 SIS Digital Valve Controller on a Rotary Actuator (1032 Size 425A Shown)
1. Isolate the control valve from the process line
pressure and release pressure from both sides of the
valve body. Shut off all pressure lines to the pneumatic
actuator, releasing all pressure from the actuator. Use
lock-out procedures to be sure that the above
measures stay in effect while working on the
equipment.
2. If necessary, remove the existing hub from the
actuator shaft.
3. If a positioner plate is required, attach the
positioner plate to the actuator as described in the
mounting kit instructions.
4. If required, attach the spacer to the actuator shaft.
Refer to figures 2-9 and 2-10. The travel indicator
assembly can have a starting position of 7:30 or
10:30. Determine the desired starting position then
proceed with the next step. Considering the top of the
digital valve controller as the 12 o’clock position, in the
next step attach the travel indicator, so that the pin is
positioned as follows:
If increasing pressure from the digital valve
controller output A rotates the potentiometer shaft
clockwise (as viewed from the back of the
instrument), mount the travel indicator assembly such
that the arrow is in the 10:30 position, as shown in
figure 2-9.
If increasing pressure from the digital valve
controller output A rotates the potentiometer shaft
counterclockwise (as viewed from the back of the
instrument), mount the travel indicator assembly such
that the arrow is in the 7:30 position, as shown in
figure 2-10.
Note
ValveLink software and the Field
Communicator use the convention of
clockwise (figure 2-9) and
counterclockwise (figure 2-10) when
viewing the potentiometer shaft from
the back of the FIELDVUE instrument.
5. Attach the travel indicator, to the shaft connector or
spacer as described in the mounting kit instructions.
6. Attach the mounting bracket to the digital valve
controller.
7. Position the digital valve controller so that the pin
on the travel indicator engages the slot in the feedback
arm and the bias spring loads the pin as shown in
figure 2-11. Attach the digital valve controller to the
actuator or positioner plate.
8. If a travel indicator scale is included in the
mounting kit, attach the scale as described in the
mounting kit instructions.
2

DVC6000 SIS
September 2013
2-12
19B3879-A
STARTING POSITION OF THE ACTUATOR TRAVEL
INDICATOR ASSEMBLY IF INCREASING PRESSURE
FROM OUTPUT A DRIVES THE INDICATOR
COUNTERCLOCKWISE (THE POTENTIOMETER
SHAFT WILL ROTATE CLOCKWISE AS VIEWED
FROM THE BACK OF THE FIELDVUE INSTRUMENT)
STARTING POSITION OF TRAVEL
INDICATOR ASSEMBLY (DIGITAL
VALVE CONTROLLER OUTPUT A
AT 0 PSI. )
IN THIS POSITION, THE “B” HOLE
IN THE FEEDBACK ARM WILL BE
ALIGNED WITH THE REFERENCE
HOLE IN THE DIGITAL VALVE
CONTROLLERS HOUSING.
MOVEMENT OF TRAVEL
INDICATOR ASSEMBLY WITH
INCREASING PRESSURE FROM
OUTPUT A.
ACTUATOR SHAFT MOVEMENT
DVC6030 SIS FEEDBACK
ARM MOVEMENT
E0989 / DOC
Figure 2-9. Explanation of Travel Indicator Starting Position and Movement, if Clockwise Orientation is Selected for
“Travel Sensor Motion” in ValveLink Software or the Field Communicator
19B3879-A
STARTING POSITION OF THE TRAVEL INDICATOR
ASSEMBLY IF INCREASING PRESSURE FROM
OUTPUT A DRIVES THE INDICATOR CLOCKWISE
THE POTENTIOMETER SHAFT WILL ROTATE
COUNTERCLOCKWISE AS VIEWED FROM THE
BACK OF THE FIELDVUE INSTRUMENT.
STARTING POSITION OF
TRAVEL INDICATOR ASSEMBLY
(DIGITAL VALVE CONTROLLER
OUTPUT A AT 0 PSI).
MOVEMENT OF TRAVEL
INDICATOR ASSEMBLY WITH
INCREASING PRESSURE FROM
OUTPUT A.
IN THIS POSITION, THE “A” HOLE
IN THE FEEDBACK ARM WILL BE
ALIGNED WITH THE REFERENCE
HOLE IN THE DIGITAL VALVE
CONTROLLERS HOUSING.
DVC6030 SIS FEEDBACK
ARM MOVEMENT
ACTUATOR SHAFT MOVEMENT
E0989
Figure 2-10. Explanation of Travel Indicator Starting Position and Movement if Counterclockwise Orientation is Selected for
“Travel Sensor Motion” in ValveLink Software or the Field Communicator
2

Installation
September 2013 2-13
FEEDBACK ARM
BIAS SPRING
TRAVEL
INDICATOR PIN
48B4164-B
HOLE A
HOLE B
Figure 2-11. Positioning Travel Indicator Pin in the Feedback Arm
(Viewed as if Looking from the FIELDVUE DVC6030 SIS toward
the Actuator)
DVC6005 SIS Base Unit
For remote-mounted digital valve controllers, the
DVC6005 SIS base unit ships separately from the
control valve and does not include tubing, fittings or
wiring. See the instructions that come with the
mounting kit for detailed information on mounting the
base unit to a specific actuator model.
For remote-mounted instruments, mount the DVC6005
SIS base unit on a 50.8 mm (2 inch) pipestand or wall.
The included bracket is used for either mounting
method.
Wall Mounting
Refer to figures 2-12 and 2-13. Drill two holes in the
wall using the dimensions shown in figure 2-12. Attach
the mounting bracket to the base unit using four
spacers and 25.4 mm (1-inch) 1/4-20 hex head
screws. Attach the base unit to the wall using suitable
screws or bolts.
Pipestand Mounting
Refer to figure 2-13. Position a standoff on the back of
the base unit. Using two 101.6 mm (4-inch) 1/4-20 hex
head screws loosely attach the base unit to the
pipestand with the mounting bracket. Position the
second standoff, then using the remaining 101.6 mm
(4-inch) hex head screws, securely fasten the base
unit to the pipe stand.
10C1796-A
Figure 2-12. FIELDVUE DVC6005 SIS Base Unit with Mounting
Bracket (Rear View)
DVC6015 on Sliding-Stem Actuators Up
to 102 mm (4 Inches) of Travel
If ordered as part of a control valve assembly, the
factory mounts the remote feedback unit on the
actuator, makes pneumatic connections to the
actuator, sets up, and calibrates the instrument. If you
purchased the remote feedback unit separately, you
will need a mounting kit to mount the remote feedback
unit on the actuator. See the instructions that come
with the mounting kit for detailed information on
mounting the remote feedback unit to a specific
actuator model.
Note
Refer to the DVC6005 SIS Base Unit
mounting instructions for off-actuator
mounting instructions.
The DVC6015 remote feedback unit mounts on
sliding-stem actuators with up to 102 mm (4-inch)
travel. Figure 2-1 shows a typical mounting on an
actuator with up to 51 mm (2 inch) travel. Figure 2-2
shows a typical mounting on actuators with 51 to 102
mm (2 to 4 inch) travel. For actuators with greater than
102 mm (4 inch) travel, see the guidelines for
mounting a DVC6025 remote feedback unit.
2

DVC6000 SIS
September 2013
2-14
4-INCH 1/4-20
HEX HEAD SCREW
STANDOFF
MOUNTING BRACKET
PIPESTAND MOUNTING
WALL MOUNTING
MOUNTING BRACKET
1-INCH 1/4-20
HEX HEAD SCREW
W8473
W8474
SPACER
Figure 2-13. FIELDVUE DVC6005 SIS Base Unit Mounting
Note
While the housing differs on the
DVC6015 and the DVC6010 SIS,
feedback parts are the same.
Refer to the following guidelines when mounting on
sliding-stem actuators with up to 4 inches of travel.
Where a key number is referenced, figure 8-6.
1. Isolate the control valve from the process line
pressure and release pressure from both sides of the
valve body. Shut off all pressure lines to the actuator,
releasing all pressure from the actuator. Use lock-out
procedures to be sure that the above measures stay in
effect while you work on the equipment.
2. Attach the connector arm to the valve stem
connector.
3. Attach the mounting bracket to the remote
feedback unit housing.
4. If valve travel exceeds 2 inches, a feedback arm
extension is attached to the existing 2-inch feedback
arm. Remove the existing bias spring (key 78) from
the 2-inch feedback arm (key 79). Attach the feedback
arm extension to the feedback arm (key 79) as shown
in figure 2-2.
5. Mount the remote feedback unit on the actuator as
described in the mounting kit instructions.
6. Set the position of the feedback arm (key 79) on
the remote feedback unit to the no air position by
inserting the alignment pin (key 46) through the hole
on the feedback arm as follows:
For air-to-open actuators (i.e., the actuator
stem retracts into the actuator casing or cylinder as air
pressure to the casing or lower cylinder increases),
insert the alignment pin into the hole marked ‘‘A’’. For
this style actuator, the feedback arm rotates
counterclockwise, from A to B, as air pressure to the
casing or lower cylinder increases.
For air-to-close actuators (i.e., the actuator
stem extends from the actuator casing or cylinder as
air pressure to the casing or upper cylinder increases),
insert the alignment pin into the hole marked ‘‘B’’. For
this style actuator, the feedback arm rotates
clockwise, from B to A, as air pressure to the casing or
upper cylinder increases.
Note
When performing the following steps,
ensure there is enough clearance
between the adjustment arm and the
feedback arm to prevent interference
with the bias spring.
7. Apply anti-seize (key 64) to the pin of the
adjustment arm. As shown in figure 2-3, place the pin
into the slot of the feedback arm or feedback arm
extension so that the bias spring loads the pin against
the side of the arm with the valve travel markings.
8. Install the external lock washer on the adjustment
arm. Position the adjustment arm in the slot of the
connector arm and loosely install the flanged hex nut.
2

Installation
September 2013 2-15
9. Slide the adjustment arm pin in the slot of the
connector arm until the pin is in line with the desired
valve travel marking. Tighten the flanged hex nut.
10. Remove the alignment pin (key 46) and store it in
the module base next to the I/P assembly.
11. After calibrating the instrument, attach the shield
with two machine screws.
DVC6025 on Long-Stroke (4 to 24 Inch
Travel) Sliding-Stem Actuators and
Rotary Actuators
If ordered as part of a control valve assembly, the
factory mounts the remote feedback unit on the
actuator, makes pneumatic connections to the
actuator, sets up, and calibrates the instrument. If you
purchased the remote feedback unit separately, you
will need a mounting kit to mount the remote feedback
unit on the actuator. See the instructions that come
with the mounting kit for detailed information on
mounting the remote feedback unit to a specific
actuator model.
Note
Refer to the DVC6005 SIS Base Unit
mounting instructions on page 2-13 for
off-actuator mounting instructions.
DVC6025 remote feedback units use a cam and roller
as the feedback mechanism. Figure 2-4 shows an
example of mounting on sliding-stem actuators with
travels from 4 inches to 24 inches. Some long-stroke
applications will require an actuator with a tapped
lower yoke boss. Figures 2-5 and 2-6 show examples
of mounting on rotary actuators.
Note
While the housing differs on the
DVC6025 and the DVC6020 SIS,
feedback parts are the same.
As shown in figure 2-5, two feedback arms are
available for the remote feedback unit. Most
long-stroke sliding-stem and rotary actuator
installations use the long feedback arm [62 mm (2.45
inches) from roller to pivot point]. Installations on 1051
size 33 and 1052 size 20 and 33 actuators use the
short feedback arm [54 mm (2.13 inches) from roller to
pivot point]. Make sure the correct feedback arm is
installed on the remote feedback unit before beginning
the mounting procedure.
Refer to figures 2-4, 2-5, and 2-6 for parts locations.
Refer to the following guidelines when mounting on
sliding-stem actuators with 4 to 24 inches of travel or
on rotary actuators:
1. Isolate the control valve from the process line
pressure and release pressure from both sides of the
valve body. Shut off all pressure lines to the
pneumatic actuator, releasing all pressure from the
actuator. Use lock-out procedures to be sure that the
above measures stay in effect while working on the
equipment.
2. If a cam is not already installed on the actuator,
install the cam as described in the instructions
included with the mounting kit. For sliding-stem
actuators, the cam is installed on the stem connector.
3. If a mounting plate is required, fasten the mounting
plate to the actuator.
4. For applications that require remote venting, a
pipe-away bracket kit is available. Follow the
instructions included with the kit to replace the existing
mounting bracket on the remote feedback unit with the
pipe-away bracket and to transfer the feedback parts
from the existing mounting bracket to the pipe-away
bracket.
5. Larger size actuators may require a follower arm
extension, as shown in figure 2-6. If required, the
follower arm extension is included in the mounting kit.
Follow the instructions included with the mounting kit
to install the follower arm extension.
6. Apply anti-seize (key 64) to the pin of the
adjustment arm as shown in figure 2-7.
7. Mount the DVC6025 on the actuator as follows:
If required, a mounting adaptor is included in the
mounting kit. Attach the adaptor to the actuator as
shown in figure 2-5. Then attach the remote feedback
unit assembly to the adaptor. The roller on the remote
feedback unit feedback arm will contact the actuator
cam as it is being attached.
If no mounting adaptor is required, attach the
remote feedback unit assembly to the actuator or
mounting plate. The roller on the remote feedback unit
feedback arm will contact the actuator cam as it is
being attached.
8. For long-stroke sliding-stem actuators, after the
mounting is complete, check to be sure the roller
aligns with the position mark on the cam (see
figure 2-4). If necessary, reposition the cam to attain
alignment.
2

DVC6000 SIS
September 2013
2-16
DVC6035 on Quarter-Turn Actuators
If ordered as part of a control valve assembly, the
factory mounts the remote feedback unit on the
actuator, makes pneumatic connections to the
actuator, sets up, and calibrates the instrument. If you
purchased the remote feedback unit separately, you
will need a mounting kit to mount the remote feedback
unit on the actuator. See the instructions that come
with the mounting kit for detailed information on
mounting the remote feedback unit to a specific
actuator model.
Note
Refer to the DVC6005 SIS Base Unit
mounting instructions on page 2-13 for
off-actuator mounting instructions.
Figure 2-8 shows an example of mounting on a
quarter-turn actuator. Refer to figure 2-8 for parts
locations. Refer to the following guidelines when
mounting on quarter-turn actuators:
Note
While the housing differs on the
DVC6035 and the DVC6030 SIS,
feedback parts are the same.
1. Isolate the control valve from the process line
pressure and release pressure from both sides of the
valve body. Shut off all pressure lines to the pneumatic
actuator, releasing all pressure from the actuator. Use
lock-out procedures to be sure that the above
measures stay in effect while working on the
equipment.
2. If necessary, remove the existing hub from the
actuator shaft.
3. If a positioner plate is required, attach the
positioner plate to the actuator as described in the
mounting kit instructions.
STARTING POSITION OF THE TRAVEL
INDICATOR ASSEMBLY IF INCREASING
PRESSURE FROM OUTPUT A DRIVES
THE INDICATOR CLOCKWISE. THE
POTENTIOMETER SHAFT WILL ROTATE
COUNTERCLOCKWISE AS VIEWED FROM
THE BACK OF THE INSTRUMENT.
STARTING POSITION OF THE TRAVEL
INDICATOR ASSEMBLY IF INCREASING
PRESSURE FROM OUTPUT A DRIVES
THE INDICATOR COUNTERCLOCKWISE.
THE POTENTIOMETER SHAFT WILL
ROTATE CLOCKWISE AS VIEWED
FROM THE BACK OF THE INSTRUMENT
ACTUATOR SHAFT MOVEMENT ACTUATOR SHAFT MOVEMENT
DVC6035
FEEDBACK ARM
MOVEMENT
DVC6035
FEEDBACK ARM
MOVEMENT
E0989
49B7988 / Doc
Figure 2-14. FIELDVUE DVC6035 Travel Indicator Installation
4. If required, attach the spacer to the actuator shaft.
Refer to figure 2-14. The travel indicator assembly can
have a starting position of 7:30 or 10:30. Determine
the desired starting position then proceed with the next
step. Considering the top of the remote travel sensor
as the 12 o’clock position, in the next step attach the
travel indicator, so that the pin is positioned as follows:
If increasing pressure from the base unit
output A rotates the remote feedback units
potentiometer shaft counterclockwise (as viewed
from the back of the instrument), mount the travel
indicator assembly such that the arrow is in the 7:30
position, as shown in figures 2-10 and 2-14.
If increasing pressure from the base unit
output A rotates the remote feedback units
potentiometer shaft clockwise (as viewed from the
back of the instrument), mount the travel indicator
assembly such that the arrow is in the 10:30 position,
as shown in figures 2-9 and 2-14.
2

Installation
September 2013 2-17
NOTE:APPLY LUBRICANT
1
1
W8077-1 SIS
67CFR REGULATOR
CAP SCREWS
O-RING
SUPPLY CONNECTION
Figure 2-15. Mounting the Fisher 67CFR Regulator on a FIELDVUE DVC6000 SIS Digital Valve Controller
Note
ValveLink software and the Field
Communicator use the convention of
clockwise (figure 2-9) and
counterclockwise (figure 2-10) when
viewing the potentiometer shaft from
the back of the FIELDVUE instrument.
5. Attach the travel indicator, to the shaft connector or
spacer as described in the mounting kit instructions.
6. Attach the mounting bracket to the remote
feedback unit.
7. Position the remote feedback unit so that the pin on
the travel indicator engages the slot in the feedback
arm and the bias spring loads the pin as shown in
figure 2-11. Attach the remote feedback unit to the
actuator or positioner plate.
8. If a travel indicator scale is included in the
mounting kit, attach the scale as described in the
mounting kit instructions.
67CFR Filter Regulator
A 67CFR filter regulator, when used with the DVC6000
SIS digital valve controllers, can be mounted three
ways.
Integral-Mounted Regulator
Refer to figure 2-15. Lubricate an O-ring and insert it
in the recess around the SUPPLY connection on the
digital valve controller. Attach the 67CFR filter
regulator to the side of the digital valve controller.
Thread a 1/4-inch socket-head pipe plug into the
unused outlet on the filter regulator. This is the
standard method of mounting the filter regulator.
Yoke-Mounted Regulator
Mount the filter regulator with 2 cap screws to the
pre-drilled and tapped holes in the actuator yoke.
Thread a 1/4-inch socket-head pipe plug into the
unused outlet on the filter regulator. The O-ring is not
required.
Casing-Mounted Regulator
Use the separate 67CFR filter regulator casing
mounting bracket provided with the filter regulator.
Attach the mounting bracket to the 67CFR and then
attach this assembly to the actuator casing. Thread a
1/4-inch socket-head pipe plug into the unused outlet
on the filter regulator. The O-ring is not required.
2

DVC6000 SIS
September 2013
2-18
Pressure Connections
WARNING
Refer to the Installation WARNING at
the beginning of this section.
Pressure connections are shown in figure 2-16. All
pressure connections on the digital valve controller are
1/4 NPT internal connections. Use at least 10 mm
(3/8-inch) tubing for all pneumatic connections. If
remote venting is required, refer to the vent
subsection.
Supply Connections
WARNING
To avoid personal injury and property
damage resulting from bursting of
parts, do not exceed maximum supply
pressure.
Personal injury or property damage
may result from fire or explosion if
natural gas is used as the supply
medium and appropriate preventive
measures are not taken. Preventive
measures may include, but are not
limited to, one or more of the
following: Remote venting of the unit,
re-evaluating the hazardous area
classification, ensuring adequate
ventilation, and the removal of any
ignition sources. For information on
remote venting of this controller, refer
to page 2-22.
Severe personal injury or property
damage may occur from an
uncontrolled process if the
instrument supply medium is not
clean, dry, oil-free, and noncorrosive.
While use and regular maintenance of
a filter that removes particles larger
than 40 micrometers in diameter will
suffice in most applications, check
with an Emerson Process
Management field office and industry
instrument air quality standards for
use with corrosive air or if you are
unsure about the amount of air
filtration or filter maintenance.
OUTPUT A
CONNECTION
SUPPLY
CONNECTION
OUTPUT B
CONNECTION
1/2 NPT
CONDUIT
CONNECTIONS
(BOTH SIDES)
W7963 SIS
FEEDBACK CONNECTIONS
TERMINAL BOX
1/2 NPT
CONDUIT
CONNECTION
DVC6005 SIS BASE UNIT
LOOP CONNECTIONS
TERMINAL BOX
W8371-1 SIS
NOTE:
PNEUMATIC CONNECTIONS APPLICABLE TO BOTH VALVE-MOUNTED
INSTRUMENTS AND DVC6005 SIS BASE UNIT.
Figure 2-16. FIELDVUE DVC6000 SIS Digital Valve Controller
Connections
2

Installation
September 2013 2-19
WARNING
When using natural gas as the supply
medium, or for explosion proof
applications, the following warnings
also apply:
Remove electrical power before
removing the housing cap. Personal
injury or property damage from fire or
explosion may result if power is not
disconnected before removing the
cap.
Remove electrical power before
disconnecting any of the pneumatic
connections.
When disconnecting any of the
pneumatic connections or any
pressure retaining part, natural gas
will seep from the unit and any
connected equipment into the
surrounding atmosphere. Personal
injury or property damage may result
from fire or explosion if natural gas is
used as the supply medium and
appropriate preventive measures are
not taken. Preventive measures may
include, but are not limited to, one or
more of the following: Remote
venting of the unit, re-evaluating the
hazardous area classification,
ensuring adequate ventilation, and
the removal of any ignition sources.
For information on remote venting of
this controller, refer to page 2-22.
Ensure that all caps and covers
are correctly installed before putting
this unit back into service. Failure to
do so could result in personal injury
or property damage from fire or
explosion.
The DVC6000 SIS can be used with air or natural gas
as the supply medium. If using natural gas as the
pneumatic supply medium, natural gas will be used in
the pneumatic output connections of the DVC6000
SIS to any connected equipment. In normal operation
the unit will vent the supply medium into the
surrounding atmosphere unless it is remotely vented.
Gas Certified, Single Seal instruments can be
identified by the natural gas approval label shown in
figure 2-17. The Natural Gas Certified, Single Seal
device option simplifies conduit sealing requirements.
Read and follow all local, regional, and federal wiring
requirements for natural gas installations. Contact your
Emerson Process Management sales office for
information on obtaining a Natural Gas Certified,
Single Seal DVC6000 SIS digital valve controller.
LABEL LOCATED ON
TOP OF TERMINAL
BOX
Figure 2-17. Gas Certified Label
Supply pressure must be clean, dry air that meets the
requirements of ISA Standard 7.0.01.
Alternatively, natural gas must be clean, dry, oil-free,
and noncorrosive. H2S content should not exceed 20
ppm.
Filtration down to 5 micrometer particle size is
recommended. Lubricant content is not to exceed 1
ppm weight (w/w) or volume (v/v) basis. Condensation
in the air supply should be minimized.
For additional information on air quality refer to the
appropriate safety manual:
Safety Manual for FIELDVUE DVC6000 SIS
Digital Valve Controllers for Safety Instrumented
System (SIS) Solutions 0−20 mA or 0−24 VDC
(D103035X012) or
Safety Manual for FIELDVUE DVC6000 SIS
Digital Valve Controllers for Safety Instrumented
System (SIS) Solutions 4−20 mA (D103294X012)
A 67CFR filter regulator with standard 5 micrometer
filter, or equivalent, may be used to filter and regulate
supply air. A filter regulator can be integrally mounted
onto the side of the digital valve controller, casing
mounted separate from the digital valve controller, or
2

DVC6000 SIS
September 2013
2-20
mounted on the actuator mounting boss. Supply and
output pressure gauges may be supplied on the digital
valve controller. The output pressure gauges can be
used as an aid for calibration.
Connect the nearest suitable supply source to the
1/4 NPT IN connection on the filter regulator (if
furnished) or to the 1/4 NPT SUPPLY connection on
the digital valve controller housing (if 67CFR filter
regulator is not attached).
Output Connections
A factory mounted digital valve controller has its
output piped to the pneumatic input connection on the
actuator. If mounting the digital valve controller in the
field, connect the 1/4 NPT digital valve controller
output connections to the pneumatic actuator input
connections.
Single-Acting Actuators
When using a single-acting direct digital valve
controller (relay A or C) on a single-acting actuator
always connect OUTPUT A to the actuator pneumatic
input. Only when using relay C in the special
application (i.e. solenoid health monitoring) do you
need to connect OUTPUT B to the monitoring line.
When using a single-acting reverse digital valve
controller (relay B) on a single-acting actuator always
connect OUTPUT B to the actuator pneumatic input.
Only when using relay type B in the special application
(i.e. solenoid health monitoring) do you need to
connect OUTPUT A to the monitoring line.
Double-Acting Actuators
DVC6000 SIS digital valve controllers on double-acting
actuators always use relay A. When the relay
adjustment disc is properly set, OUTPUT A will vent to
the atmosphere and OUTPUT B will fill to supply
pressure when power is removed from the positioner.
W9131-1 SIS
Figure 2-18. FIELDVUE DVC6010 SIS Mounted
on a Fisher 585C Piston Actuator
For example, to have the actuator stem extend from
the cylinder with increasing input current on a vertically
mounted sliding-stem valve with a piston actuator,
connect OUTPUT A to the upper actuator cylinder
connection and connect OUTPUT B to the lower
cylinder connection. Figure 2-18 shows a digital valve
controller connected to a double-acting piston actuator
that will extend the stem with increasing input current.
To have the actuator stem retract into the cylinder with
increasing input current, connect OUTPUT A to the
lower cylinder connection and OUTPUT B to the upper
cylinder connection.
2

Installation
September 2013 2-21
24/48 VDC
110/220 VAC, etc.
Port A
CONTROL SIGNAL
(4−20 mA, 0−20 mA,
0−24 VDC)
Port B
SUPPLY PRESSURE
MONITORING LINE
CONTROL LINE
DVC6000 SIS DIGITAL VALVE
CONTROLLER WITH RELAY C
SPRING RETURN ACTUATOR
E1048
Figure 2-19. Pneumatic Hookup for Solenoid Testing
Special Construction to Support Logic
Solver Initiated Solenoid Valve Health
Monitoring
In single-acting actuator applications with a solenoid
valve installed, the DVC6000 SIS can be configured to
monitor the health of the solenoid valve test, which is
initiated by the Logic Solver. This is accomplished by
connecting the unused output port B from the
DVC6000 SIS to the pneumatic monitoring line
between the solenoid valve and the actuator, as
shown in figure 2-19. When single-acting, direct relay
C is installed, the “unused” output port is port B. When
single-acting, reverse relay B is used, the unused port
is port A.
Note
This application is called “special
application” in the Setup Wizard relay
selection.
This configuration is not possible with
a double-acting actuator or when
using relay A in single-acting mode.
2

DVC6000 SIS
September 2013
2-22
Vent
WARNING
Personal injury or property damage
can occur from cover failure due to
overpressure. Ensure that the
housing vent opening is open and
free of debris to prevent pressure
buildup under the cover.
WARNING
This unit vents the supply medium
into the surrounding atmosphere.
When installing this unit in a
non-hazardous (non-classified)
location in a confined area, with
natural gas as the supply medium,
you must remotely vent this unit to a
safe location. Failure to do so could
result in personal injury or property
damage from fire or explosion, and
area re-classification.
When installing this unit in a
hazardous (classified) location remote
venting of the unit may be required,
depending upon the area
classification, and as specified by the
requirements of local, regional, and
national codes, rules and regulations.
Failure to do so when necessary
could result in personal injury or
property damage from fire or
explosion, and area re-classification.
Vent line piping should comply with
local and regional codes and should
be as short as possible with adequate
inside diameter and few bends to re-
duce case pressure buildup.
In addition to remote venting of the
unit, ensure that all caps and covers
are correctly installed. Failure to do
so could result in personal injury or
property damage from fire or explo-
sion, and area re-classification.
The relay output constantly bleeds supply air into the
area under the cover. The vent opening at the back of
the housing should be left open to prevent pressure
buildup under the cover. If a remote vent is required,
the vent line must be as short as possible with a
minimum number of bends and elbows.
To connect a remote vent to DVC6010 SIS and
DVC6030 SIS digital valve controllers and
DVC6005 SIS base unit— remove the plastic vent
(key 52, figure 8-1). The vent connection is 3/8 NPT
internal. At a minimum, 12.7 mm (1/2-inch) tubing
should be used when installing a remote vent to
prevent excessive pressure from building up under the
cover.
To connect a remote vent to DVC6020 SIS digital
valve controllers— Replace the standard mounting
bracket (key 74, figure 8-2) with the vent-away bracket
(key 74). Install a pipe plug in the vent-away mounting
bracket (key 74). Mount the digital valve controller on
the actuator as described in the Installation section of
this manual. The vent connection is 3/8 NPT internal.
At a minimum, 12.7 mm (1/2-inch) tubing should be
used when installing a remote vent to prevent
excessive pressure from building up under the cover.
Electrical Connections
WARNING
To avoid personal injury resulting
from electrical shock, do not exceed
the maximum input voltage specified
in table 1-2 of this instruction manual,
or on the product nameplate. If the
input voltage specified differs, do not
exceed the lowest specified maximum
input voltage.
Personal injury or property damage
caused by fire or explosion may occur
if this connection is attempted in a
potentially explosive atmosphere or in
an area that has been classified as
hazardous. Confirm that area
classification and atmosphere
conditions permit the safe removal of
the terminal box cover before
proceeding.
Select wiring and/or cable glands that
are rated for the environment of use
(such as hazardous area, ingress
protection and temperature). Failure
to use properly rated wiring and/or
cable glands can result in personal
injury or property damage from fire or
explosion.
2

Installation
September 2013 2-23
Wiring connections must be in
accordance with local, regional, and
national codes for any given hazardous
area approval. Failure to follow the
local, regional, and national codes
could result in personal injury or
property damage from fire or explosion.
The valve may move in an unexpected
direction when power is applied to the
DVC6000 SIS digital valve controller. To
avoid personal injury and property
damage caused by moving parts, keep
hands, tools, and other objects away
from the valve/actuator assembly when
applying power to the instrument.
WARNING
To avoid personal injury or property
damage caused by fire or explosion,
remove power to the instrument
before removing the terminal box
cover in an area which contains a
potentially explosive atmosphere or
has been classified as hazardous.
4-20 mA Loop Connections
The digital valve controller is normally powered by a
control system output card. The use of shielded cable
will ensure proper operation in electrically noisy
environments.
WARNING
To avoid personal injury or property
damage from the sudden release of
process pressure, be sure the valve is
not controlling the process. The valve
may move when the source is applied.
Wire the digital valve controller as follows: (unless
indicated otherwise, refer to figures 8-1 through 8-3 for
identification of parts).
1. Remove the terminal box cap (key 4) from the
terminal box (key 3).
2. Bring the field wiring into the terminal box. When
applicable, install conduit using local and national
electrical codes which apply to the application.
3. Refer to figure 2-20. Connect the control system
output card positive wire ‘‘current output’’ to the LOOP
+ screw terminal in the terminal box. Connect the
control system output card negative (or return) wire to
the LOOP − screw terminal.
WARNING
Personal injury or property damage,
caused by fire or explosion, can
result from the discharge of static
electricity. Connect a 14 AWG
(2.08 mm2) ground strap between
the digital valve controller and earth
ground when flammable or
hazardous gases are present. Refer
to national and local codes and
standards for grounding
requirements.
To avoid static discharge from the
plastic cover when flammable gases
or dust are present, do not rub or
clean the cover with solvents. To do
so could result in a spark that may
cause the flammable gases or dust
to explode, resulting in personal
injury or property damage. Clean
with a mild detergent and water
only.
4. As shown in figure 2-20, two ground terminals are
available for connecting a safety ground, earth ground,
or drain wire. These ground terminals are electrically
identical. Make connections to these terminals
following national and local codes and plant standards.
5. Replace and hand tighten the terminal box cap.
When the loop is ready for startup, apply power to the
control system output card.
Note
When the DVC6000 SIS is operating
under normal conditions at 4 mA (trip
condition is 20 mA) be sure to apply
no less than 4 mA.
2

DVC6000 SIS
September 2013
2-24
SAFETY GROUND
LOOP−
LOOP+
EARTH GROUND
TALK+
TALK−
39B3399-B Sheet 2
Figure 2-20. FIELDVUE DVC6000 SIS Digital Valve Controller
Terminal Box
Remote Travel Sensor Connections
The DVC6005 SIS base unit is designed to receive
travel information via a remote sensor. The remote
sensor can be any of the following:
Emerson Process Management supplied
DVC6015, DVC6025 or DVC6035 feedback unit,
An under-traveled 10 kOhm potentiometer used
in conjunction with onboard 30 kOhm resistor, or
A potentiometer used in conjunction with two
fixed resistors (potentiometer travel is the same as
actuator travel).
WARNING
Personal injury or property damage,
caused by wiring failure, can result if
the feedback wiring connecting the
base unit with the remote feedback
unit shares a conduit with any other
power or signal wiring.
Do not place feedback wiring in the
same conduit as other power or
signal wiring.
Note
3-conductor shielded cable, 22 AWG
minimum wire size, is required for
connection between base unit and
feedback unit. Pneumatic tubing
between base unit output connection
and actuator has been tested to 15
meters (50 feet) maximum without
performance degradation.
2

Installation
September 2013 2-25
FEEDBACK CONNECTIONS TERMINAL BOX FEEDBACK UNIT
TO FEEDBACK UNIT TERMINAL 3
TO FEEDBACK UNIT TERMINAL 2
TO FEEDBACK UNIT TERMINAL 1
GROUND
SCREW
TERMINAL 1
TERMINAL 3
TERMINAL 2
W8478-1
W8475-SIS
W8477
W8476
BASE UNIT FEEDBACK UNIT
FEEDBACK CONNECTIONS
TERMINAL BOX
Figure 2-21. Terminal Details for Connecting Base Unit and Feedback Units of Remote-Mounted Digital Valve Controllers
Using the DVC6015, DVC6025 & DVC6035
Feedback Unit as a Remote Travel Sensor
1. On the feedback unit, remove the housing cap.
2. On the base unit, remove the feedback
connections terminal box cap (see figure 2-16).
3. If necessary, install conduit between the feedback
unit and the base unit following applicable local and
national electrical codes. Route the 3-conductor
shielded cable between the two units (refer to
figure 2-21).
4. Connect one wire of the 3-conductor shielded cable
between terminal 1 on the feedback unit and terminal
1 on the base unit.
5. Connect the second wire of the 3-conductor
shielded cable between terminal 2 on the feedback
unit and terminal 2 on the base unit.
6. Connect the third wire of the 3-conductor shielded
cable between terminal 3 on the feedback unit and
terminal 3 on the base unit.
7. Connect the cable shield or drain wire to the
ground screw in the feedback connections terminal
box of the base unit.
Note
Do not connect the shield or drain wire
to any terminal on the feedback unit,
to the earth ground, or any other
alternative ground.
8. Replace and hand tighten all covers.
2

DVC6000 SIS
September 2013
2-26
Using an External 10 kOhm External
Potentiometer as a Remote Travel Sensor
Note
Potentiometer travel must be between
1.3 and 1.6 times greater than the
actuator travel. For example: if an
actuator has a travel of 9 inches, then
a linear potentiometer must be
selected with a rated travel between
11.7 and 14.4 inches. The resistive
element must be tapered from 0 kOhm
to 10 kOhm over rated travel of the
potentiometer. The actuator will only
use 63 to 76 % of the potentiometer
rated travel.
Note
The digital valve controller must be
configured using the SStem/Roller
selection on the menu of the
appropriate setup device.
The base unit (DVC6005 SIS) was designed to work
with a 40 kOhm potentiometer for travel feedback.
However, there are linear potentiometers that are
readily available with a rated resistance of 10 kOhm.
Therefore, the feedback terminal box of the DVC6005
SIS contains an additional 30 kOhm fixed resistor that
may be added to the circuit. This brings the total
resistance up to the required 40 kOhm.
1. Mount the external 10 kOhm potentiometer to the
actuator such that the mid-travel position of the
potentiometer (5 kOhm) corresponds to the mid-travel
position of the actuator. This will leave an equal
amount of unused resistive element on both ends of
the travel, which is required by the digital valve
controller to function properly.
2. On the base unit, remove the feedback
connections terminal box cap (see figure 2-16).
3. If necessary, install conduit between the
potentiometer and the base unit following applicable
local and national electrical codes. Route the
3-conductor shielded cable between the two units
(refer to figure 2-22).
3RD PARTY FEEDBACK ELEMENT
(WITH 10k W POTENTIOMETER)
(30k W)
INTERNAL
3
1
30k
2
"10k W
BASE UNIT TERMINATION BOX
(DVC6005 SIS)
Figure 2-22. Terminal Details for Connecting a FIELDVUE
DVC6005 SIS Base Unit and a 10k Ohm External Potentiometer
4. Connect one wire of the 3-conductor shielded cable
between the Terminal labeled “30kW” on the base unit
and one end lead of the potentiometer.
5. Connect the second wire of the 3-conductor
shielded cable between the middle lead (wiper) of the
10 kOhm potentiometer to Terminal 2 on the base
unit.
6. Connect the third wire of the 3-conductor shielded
cable between Terminal 3 on the base unit and the
other end-lead of the 10 kOhm potentiometer.
7. Connect the cable shield or drain wire to the
ground screw in the feedback connections terminal
box of the base unit. Do not connect the shield or
drain wire to the external potentiometer.
8. Replace and tighten the base unit cover.
Using a Potentiometer with Two Fixed
Resistors as a Remote Travel Sensor
Perform the following procedure if a potentiometer is
used with the same, or slightly longer travel than the
actuator’s travel.
Note
The potentiometer must be capable of
resistance close to 0 Ohms.
CAUTION
To prevent damage to the
potentiometer, ensure that it is free to
travel the entire length of the
actuator’s travel.
2

Installation
September 2013 2-27
Note
The digital valve controller must be
configured using the SStem/Roller
selection on the menu of the
appropriate setup device.
This procedure uses three resistors connected in
series, two fixed resistors and one potentiometer.
Three conditions must be met for the resistor
combination to correctly operate the digital valve
controller:
The maximum resistance of the potentiometer
(Rpot(max)) must be between 3.9 kOhm and 10 kOhm.
The resistance of R1 is 4.25 times greater than
Rpot(max).
The resistance of R2 is 4 times less than
Rpot(max).
WARNING
To avoid personal injury or property
damage from an uncontrolled process
ensure that the R1 resistor is properly
insulated before installing it in the
terminal box.
1. On the base unit, remove the feedback
connections terminal box cap (see figure 2-16).
2. If necessary, install conduit between the
two-resistor series and the base unit following
applicable local and national electrical codes. Route
the 3-conductor shielded cable between the two units
(refer to figure 2-23).
3. Install the fixed resistor (R1) across the unlabeled
bottom Terminal and Terminal #1. The bottom terminal
does not have a screw. The screw on the 30 kOhm
terminal can be used. R1 must be properly insulated
when installed in the terminal box to prevent personal
injury or property damage.
3
1
30kW
(R2)
(R1)
2
"(Rpot)
THREE-RESISTOR SERIES
BASE UNIT TERMINATION BOX
(DVC6005 SIS)
Figure 2-23. Terminal Details for Connecting a FIELDVUE
DVC6005 SIS Base Unit and a Three-Resistor Series
4. Connect one wire of the 3-conductor shielded cable
between the unlabeled bottom Terminal on the base
unit and an end-lead of the external potentiometer
(Rpot).
5. Connect the second wire of the 3-conductor
shielded cable between the middle lead (wiper) of the
external potentiometer (Rpot) and Terminal 2 on the
base unit.
6. Connect the third wire of the 3-conductor shielded
cable between between a lead on fixed resistor (R2)
and terminal #3 of the base unit.
7. Connect the available end-lead on the
potentiometer (Rpot) with the available lead on fixed
resistor (R2).
8. Connect the cable shield or drain wire to the
ground screw in the feedback connections terminal
box of the base unit. Do not connect the shield or
drain wire to the two-resistor series.
9. Replace and tighten the base unit cover.
Example: Using a linear potentiometer rated at 400
Ohms/inch on an actuator with 16” of travel.
Rpot(max) is 400 Ohms/in x 16” = 6.4 kOhm
R1 = 6.4 kOhm x 4.25 = 27.2 kOhm
R2 = 6.4 kOhm / 4 = 1.6 kOhm
2

DVC6000 SIS
September 2013
2-28
Test Connections
WARNING
Personal injury or property damage
caused by fire or explosion may occur
if this connection is attempted in a
potentially explosive atmosphere, or
in an area that has been classified as
hazardous. Confirm that area
classification and atmosphere
conditions permit the safe removal of
the terminal box cap before
proceeding.
Test connections inside the terminal box can be used
to measure loop current across a 1 ohm resistor.
1. Remove the terminal box cap.
2. Adjust the test meter to measure a range of 0.001
to 0.1 volts.
3. Connect the positive lead of the test meter to the
TEST + connection and the negative lead to the TEST
− connection inside the terminal box.
4. Measure Loop current as:
Voltage (on test meter) 1000 = milliamps
example:
Test meter Voltage X 1000 = Loop Milliamps
0.004 X1000 = 4.0 milliamperes
0.020 X 1000 = 20.0 milliamperes
5. Remove test leads and replace the terminal box
cover.
Communication Connections
WARNING
Personal injury or property damage
caused by fire or explosion may occur
if this connection is attempted in a
potentially explosive atmosphere or in
an area that has been classified as
hazardous. Confirm that area
classification and atmosphere
conditions permit the safe removal of
the terminal box cap before
proceeding.
A HART communicating device, such as a Field
Communicator or a personal computer running
ValveLink software communicating through a HART
modem, interfaces with the DVC6000 SIS digital valve
controller from any wiring termination point in the 4–20
mA loop. If you choose to connect the HART
communicating device directly to the instrument,
attach the device to the LOOP + and LOOP −
terminals or to the TALK + and TALK − connections
inside the terminal box to provide local
communications with the instrument.
Wiring Practices
Logic Solver or Control System
Requirements
There are several parameters that should be checked
to ensure the Logic Solver or control system are
compatible with the DVC6000 SIS digital valve
controller.
Voltage Available (In a Milliamp Current
Loop, Point-to-Point Mode Only)
The voltage available at the DVC6000 SIS digital valve
controller must be at least 11 VDC. The voltage
available at the instrument is not the actual voltage
measured at the instrument when the instrument is
connected. The voltage measured at the instrument is
limited by the instrument and is typically less than the
voltage available.
As shown in figure 2-24, the voltage available at the
instrument depends upon:
the control system compliance voltage
if a filter or intrinsic safety barrier is used, and
the wire type and length.
The control system compliance voltage is the
maximum voltage at the control system output
terminals at which the control system can produce
maximum loop current.
The voltage available at the instrument may be
calculated from the following equation:
Voltage Available = [Control System Compliance
Voltage (at maximum current)] − [filter voltage drop (if
a HART filter is used)] − [total cable resistance
maximum current] − [barrier resistance x maximum
current].
The calculated voltage available should be greater
than or equal to 11 VDC.
2

Installation
September 2013 2-29
The voltage available at the instrument is not the voltage measured at the instrument terminals. Once the instrument is
connected, the instrument limits the measured voltage to approximately 9.0 to 10.5 volts.
Obtain filter voltage drop. The measured drop will be different than this value. The measured filter voltage drop
depends upon control system output voltage, the intrinsic safety barrier (if used), and the instrument. See note 3.
HART
FILTER
(if used)
CONTROL
SYSTEM
+
−
COMPLIANCE VOLTAGE
VOLTAGE
AVAILABLE AT
THE
INSTRUMENT
+
−
R
INTRINSIC SAFETY
BARRIER
(if used)
Control system compliance voltage
= Voltage available at the instrument
– Filter voltage drop (if used)
Example Calculation
18.5 volts (at 21.05 mA)
– 2.3 volts (for HF300 filter)
– Intrinsic safety barrier resistance (if used) x maximum loop current – 2.55 volts (121 ohms x 0.02105 amps)
TOTAL LOOP
CABLE RESISTANCE
– Total loop cable resistance x maximum loop current
– 1.01 volts (48 ohms x 0.02105 amps for
1000 feet of Belden 9501 cable)
= 15.19 volts available—if safety barrier (2.55 volts)
is not used
1
NOTES:
1
Calculate Voltage Available at the Instrument as
follows:
2
2
Figure 2-24. Determining Voltage Available at the Instrument (Point-to-Point Mode Only)
Table 2-1 lists the resistance of some typical cables.
The following example shows how to calculate the
voltage available for a Honeywell TDC2000 control
system with a HF340 HART filter, and 1000 feet of
Belden 9501 cable:
Voltage available = [18.5 volts (at 21.05 mA)] − [2.3
volts] − [48 ohms 0.02105 amps]
Voltage available = [18.5] − [2.3] − [1.01]
Voltage available = 15.19 volts
Compliance Voltage
If the compliance voltage of the control system is not
known, perform the following compliance voltage test.
1. Disconnect the field wiring from the control system
and connect equipment as shown in figure 2-25 to the
control system terminals.
2. Set the control system to provide maximum output
current.
3. Increase the resistance of the 1 KΩ potentiometer,
shown in figure 2-25, until the current observed on the
milliammeter begins to drop quickly.
4. Record the voltage shown on the voltmeter. This is
the control system compliance voltage.
For specific parameter information relating to your
control system, contact your Emerson Process
Management sales office.
Maximum Cable Capacitance
The maximum cable length for HART communication
is limited by the characteristic capacitance of the
cable. Maximum length due to capacitance can be
calculated using the following formulas:
Length(ft) = [160,000 − Cmaster(pF)] [Ccable(pF/ft)]
Length(m) = [160,000 − Cmaster(pF)] [Ccable(pF/m)]
where:
160,000 = a constant derived for FIELDVUE
instruments to insure that the HART network RC time
constant will be no greater than 65 μs (per the HART
specification).
Cmaster = the capacitance of the control system or
HART filter
Ccable = the capacitance of the cable used (see
table 2-1)
2

DVC6000 SIS
September 2013
2-30
Table 2-1. Cable Characteristics
Cable Type Capacitance(1)
pF/ft Capacitance(1)
pF/m Resistance(2)
Ohms/ft Resistance(2)
Ohms/m
BS5308/1, 0.5 sq mm 61.0 200 0.022 0.074
BS5308/1, 1.0 sq mm 61.0 200 0.012 0.037
BS5308/1, 1.5 sq mm 61.0 200 0.008 0.025
BS5308/2, 0.5 sq mm 121.9 400 0.022 0.074
BS5308/2, 0.75 sq mm 121.9 400 0.016 0.053
BS5308/2, 1.5 sq mm 121.9 400 0.008 0.025
BELDEN 8303, 22 awg 63.0 206.7 0.030 0.098
BELDEN 8441, 22 awg 83.2 273 0.030 0.098
BELDEN 8767, 22 awg 76.8 252 0.030 0.098
BELDEN 8777, 22 awg 54.9 180 0.030 0.098
BELDEN 9501, 24 awg 50.0 164 0.048 0.157
BELDEN 9680, 24 awg 27.5 90.2 0.048 0.157
BELDEN 9729, 24 awg 22.1 72.5 0.048 0.157
BELDEN 9773, 18 awg 54.9 180 0.012 0.042
BELDEN 9829, 24 awg 27.1 88.9 0.048 0.157
BELDEN 9873, 20 awg 54.9 180 0.020 0.069
1. The capacitance values represent capacitance from one conductor to all other conductors and shield. This is the appropriate value to use in the cable length calculations.
2. The resistance values include both wires of the twisted pair.
CIRCUIT
UNDER
TEST
VOLTMETER
MILLIAMMETER
1 KW POTENTIOMETER
A6192-1/IL
Figure 2-25. Voltage Test Schematic
The following example shows how to calculate the
cable length for a Foxboro I/A control system (1988)
with a Cmaster of 50, 000 pF and a Belden 9501 cable
with characteristic capacitance of 50pF/ft.
Length(ft) = [160,000 − 50,000pF] [50pF/ft]
Length = 2200 ft.
The HART communication cable length is limited by
the cable characteristic capacitance. To increase
cable length, select a wire with lower capacitance per
foot. Contact your Emerson Process Management
sales office for specific information relating to your
control system.
2

Installation
September 2013 2-31
Installation in a Safety Instrumented
System
A DVC6000 SIS instrument may be used in a Safety
Instrumented System (SIS) to control operation of a
safety block valve or vent valve. The actuator may be
either single-acting or double-acting with spring return.
DVC6000 SIS instruments will have the label shown in
figure 2-26 on the terminal box cover.
The digital valve controller may be installed with a
solenoid valve in either a 4-wire system, (figure 2-28),
in a 2-wire system (figure 2-29), or a 2-wire system
without a solenoid valve (figure 2-30). The digital valve
controller ships from the factory with the DIP switch on
the printed wiring board set to the correct position per
the ordered option.
When operating with a 4-20 mA current signal, the
digital valve controller must be setup for point-to-point
operation. When operating with a voltage signal, the
digital valve controller must be setup for multi-drop
operation. The operational mode is determined by a
DIP switch on the printed wiring board. As shown in
figure 2-27, the nameplate indicates the operational
mode set on the printed wiring board at the factory.
For information on verifying or changing the switch
position, refer to Replacing the PWB Assembly and
Setting the DIP Switch and table 7-2 in the
Maintenance section.
Installation in a 4-Wire System
Figure 2-28 is an example of the digital valve controller
installed in a 4-wire system. In this installation, two
separate signals are used: a 4-20 mA DC signal (from
the Logic Solver or DCS) for the digital valve controller
and a 24 VDC signal (from the Logic Solver) for the
solenoid valve.
Note
When a solenoid valve operated by an
independent power supply is used
pneumatically in series with a
DVC6000 SIS, the power source could
be 24/48 VDC, 110/220 VAC, etc. Power
supply is dependent on customer
specifications.
The digital valve controller control mode is set to
“analog”. When a shutdown condition exists, the logic
solver (or DCS) activates the solenoid valve and also
cuts the current to the digital valve controller to 0 or
4 mA, thus causing the valve to move to its zero travel
Figure 2-26. Terminal Box Cover Label on FIELDVUE
DVC6000 SIS Digital Valve Controllers
INFORMATION IN THIS AREA INDICATES THE
OPERATIONAL MODE SET AT THE FACTORY.
PT-PT INDICATES POINT-TO-POINT LOOP,
MULTI INDICATES MULTI-DROP LOOP
E0768
Figure 2-27. Typical Digital Valve Controller Nameplate
position. In this installation, the switch on the digital
valve controller printed wiring board must be set for
point-to-point operation. To set the digital valve
controller control mode in an SIS 4-wire system, from
the Online menu select Configure, Guided Setup, and
Setup Wizard.
The Setup Wizard will automatically setup the
instrument for a 4-wire installation based upon the
printed wiring board DIP switch setting.
Note
Using the digital valve controller in a
4-wire system with an ASCOt
low-power solenoid valve EF8316G303,
EF8316G304, EFX8553G305 103594 or
EFX8551G305 103594 (or an equivalent
low-power solenoid valve) requires a
separate external air supply for pilot.
Ensure that the solenoid valve’s
“selection gasket” is in the “External
Position”.
The use of external piloting when
using an EF8316G303 or EF8316G304
requires the pilot pressure to be at
least 15 psig higher than the main line
pressure.
(continued on next page)
2

DVC6000 SIS
September 2013
2-32
NOTES: 1/4-18 NPT X 3/8 OD TUBING
ELECTRICAL WIRING
DVC6000 SIS DIGITAL
VALVE CONTROLLER
LOGIC SOLVER
SUPPLY
SINGLE-ACTING SPRING AND DIAPHRAGM ACTUATOR
OR PISTON ACTUATOR WITH SPRING RETURN
19B6913-B
19B6914-A
E0769-1
VENT
VENT
24 VDC OR
CUSTOMER SPECIFIED
POWER SUPPLY
4-20 mA DC
(NORMALLY VALVE IS
FULLY OPEN WITH
20 mA SIGNAL TO DIGITAL
VALVE CONTROLLER) PRINTED WIRING BOARD
DIP SWITCH SET FOR
POINT-TO-POINT (DOWN
POSITION)
PISTON ACTUATOR
VALVE DISC
FAILS CLOCKWISE
ON LOSS OF AIR
Figure 2-28. Example of FIELDVUE DVC6000 SIS Digital Valve Controller Installed in a 4-Wire SIS System
ASCO EFX8553G305 103594 or
EFX8551G305 103594 low-powered
solenoid valves with aluminum bodies
can be used where the application
requires zero differential pressure and
when the solenoid valve exhaust port is
connected to another solenoid valve
used as a selector or diverter.
For more information, refer to the ASCO
catalog or contact your Emerson
Process Management sales office.
Installation in a 2-Wire System
Figures 2-29 and 2-30 are examples of the digital
valve controller installed in a 2-wire system. In these
installations the logic solver provides a single 24 VDC
signal that powers both the digital valve controller and
the optional solenoid valve (a low power consumption
model such as the ASCO EF8316G303,
EF8316G304, EFX8553G305 103594, or
EFX8551G305 103594). The digital valve controller’s
control mode is set to “digital”. When a shutdown
condition exists, the logic solver cuts power to both the
digital valve controller and the solenoid valve (if
connected), causing the valve to move to it’s zero
travel position. A Fisher LC340 line conditioner is
required to allow HART communications over the
segment. Alternatively, an impedance boosting
multiplexer (available from MTL, Pepperl+Fuchs/Elcon
and others) may be used, eliminating the need for a
line conditioner when installed as per figure 2-30.
Note
Use of a solenoid valve is optional,
and dependent on stroking speed and
other operating conditions.
2

Installation
September 2013 2-33
NOTES: 1/4-18 NPT X 3/8 OD TUBING
ELECTRICAL WIRING
AN AIR SUPPLY LINE IS NEEDED FOR AN
EXTERNAL PILOTED SOLENOID VALVE. CONTACT
YOUR EMERSON PROCESS MANAGEMENT SALES
OFFICE FOR ADDITIONAL INFORMATION
LOGIC SOLVER
LC340 LINE
CONDITIONER
DVC6000 SIS DIGITAL
VALVE CONTROLLER
SINGLE-ACTING SPRING AND DIAPHRAGM ACTUATOR
OR PISTON ACTUATOR WITH SPRING RETURN
ASCO (LOW-POWER CONSUMPTION)
SOLENOID VALVE
DE-ENERGIZED
EXTERNAL PILOT LOADING
GASKET COVER -
INTERNAL - COVERED
EXTERNAL - EXPOSED
(NORMALLY VALVE IS
FULLY OPEN WITH
WITH VOLTAGE TO
DIGITAL VALVE CONTROLLER)
PISTON ACTUATOR
VALVE DISC
FAILS CLOCKWISE
ON LOSS OF AIR
VENT
VENT
24VDC
PRINTED WIRING BOARD
DIP SWITCH SET FOR
MULTI-DROP (UP POSITION)
19B6915-A
19B6917-A
E0770-1
1
1
A
BSUPPLY
Figure 2-29. Example of FIELDVUE DVC6000 SIS Digital Valve Controller Installed in a 2-Wire SIS System
Table 2-2. Maximum Loop Wire Resistance per Logic Solver
Output Voltage(1)
Logic Solver
Output
Voltage
(VDC)
Maximum
Loop Wire
Resistance
(Ohms)
Maximum Wire Length (feet)(2)
22 AWG 20 AWG 18 AWG 16 AWG
24.00
23.75
23.50
23.25
23.00
32.0
27.0
22.0
17.0
12.0
952
804
655
506
357
1429
1205
982
759
536
2381
2009
1637
1265
893
3175
2679
2183
1687
1190
22.75
22.50 7.0
2.0 208
60 313
89 521
149 694
198
1. Maximums in this table assume a line conditioner and a solenoid that requires a
minimum of 20.4 V and 42 mA to engage.
2. Wire length includes both wires in a twisted pair.
The line conditioner introduces an approximate 2.0
volt drop in the SIS system wiring with a 50 mA load. If
used with a solenoid valve (such as the ASCO
EF8316G303, EF8316G304, EFX8553G305 103594,
or EFX8551G305 103594) the guaranteed
engagement voltage at maximum temperature must
be ensured.
ASCO EF8316 or EF8553 solenoid valves (if
connected) require up to 42 mA to pull in. The digital
valve controller set for multi-drop operation draws
approximately 8 mA. Based on these conditions, table
2-2 lists the maximum loop wire resistance permitted
for various logic solver output voltages. The table also
lists maximum length of wire of various gauges that
may be used.
The line conditioner is intended for installation in a
control or marshalling cabinet near the logic solver
field wiring terminals. In some installations, such as
shown in figure 2-30, where no solenoid is used, an
impedance boosting multiplexer may be used in place
of a line conditioner. The LC340 line conditioner will be
needed when a low-power solenoid is connected to
the same 2-wire loop as the digital valve controller as
shown in figure 2-29.
2

DVC6000 SIS
September 2013
2-34
NOTES: 1/4-18 NPT X 3/8 OD TUBING
ELECTRICAL WIRING
LOGIC SOLVER
LC340 LINE
CONDITIONER
DVC6000 SIS DIGITAL
VALVE CONTROLLER
SINGLE-ACTING SPRING AND DIAPHRAGM ACTUATOR
OR PISTON ACTUATOR WITH SPRING RETURN
(NORMALLY VALVE IS
FULLY OPEN WITH
WITH VOLTAGE TO
DIGITAL VALVE CONTROLLER)
PISTON ACTUATOR
VALVE DISC
FAILS CLOCKWISE
ON LOSS OF AIR
24VDC
PRINTED WIRING BOARD
DIP SWITCH SET FOR
MULTI-DROP (UP POSITION)
E1043
A
B
SUPPLY
Figure 2-30. Example of FIELDVUE DVC6000 SIS Digital Valve Controller Installed in a 2-Wire SIS System (without a Solenoid Valve)
Make connections to the line conditioner as follows:
CAUTION
Do not overtighten the wiring
connection terminals or subject them
to heavy lateral (pushing) loads. This
could damage the line conditioner.
1. Be sure the digital valve controller DIP switch is set
for multi-drop operation.
2. Connect the digital valve controller LOOP +
terminal to the line conditioner FLD + terminal.
3. Connect the digital valve controller LOOP −
terminal to the line conditioner FLD − terminal.
4. Connect the solenoid valve field terminals to the
line conditioner FLD + and − terminals.
5. Connect the logic solver output to the line
conditioner SYS + and − terminals.
Note
Using the digital valve controller in a
2-wire system (multi-drop operation)
with an ASCO low-power solenoid
valve EF8316G303, EF8316G304,
EFX8553G305 103594 or EFX8551G305
103594 (or an equivalent low-power
solenoid valve) requires a line
conditioner. Using a low-power piloted
solenoid valve requires a separate air
supply.
When using an EF8316G303 or
EF8316G304 ensure that the solenoid
valve’s “selection gasket” is in the
“External Position”. The use of
external piloting requires the pilot
pressure to be at least 15 psig higher
than the main line pressure.
(continued on next page)
2

Installation
September 2013 2-35
EFX8553G305 103594 or EFX8551G305
103594 low-powered solenoid valves
with aluminum bodies can be used
where the application requires zero
differential pressure and when the
solenoid valve exhaust port is
connected to another solenoid valve
used as a selector or diverter.
For more information, refer to the ASCO
catalog or contact your Emerson
Process Management sales office
See the separate FIELDVUE LC340 Line Conditioner
Instruction Manual (D102797X012) for detailed
installation information.
To set the digital valve controller Control Mode for
operation in an SIS 2-wire system select Configure,
Guided Setup, and Setup Wizard from the Online
menu.
The Setup Wizard will automatically setup the
instrument for a 2-wire installation based upon the
printed wiring board DIP switch setting.
Note
To ensure correct installation, follow
the Basic Setup procedures as
described in Section 3.
LCP100 Local Control Panel
Installation
The Fisher LCP100 Local Control Panel has four (4)
mounting holes for on-site mounting of the device. The
LCP100 must be installed so that the wiring
connections are on the bottom to prevent
accumulation of moisture inside the box.
Electrical Connections
WARNING
Select wiring and/or cable glands that
are rated for the environment of use
(such as hazardous location, ingress
protection, and temperature). Failure
to use properly rated wiring and/or
cable glands can result in personal
injury or property damage from fire or
explosion.
Wiring connections must be in
accordance with local, regional, and
national codes for any given
hazardous area approval. Failure to
follow the local, regional, and national
codes could result in personal injury
or property damage from fire or
explosion
Electrical connections are shown in figures 2-31, 2-32,
and 2-33. There are two different methods to power
the LCP100. Method one requires an external 24 VDC
source to power the LCP100. Method two uses loop
power wiring in series.
In method one, shown in figure 2-31, signal wiring is
brought to the enclosure through a 3/4 NPT or M20
housing conduit connection (connection type is
identified on nameplate.
2

DVC6000 SIS
September 2013
2-36
NOTE: DO NOT CONNECT THE LOOP + TERMINAL IN THE LCP100 TO THE LOOP + TERMINAL IN THE DVC6000 SIS.
THIS WILL CAUSE THE LCP100 TO UNNECESSARILY CONSUME 4 mA AT THE EXPENSE OF THE DVC6000 SIS.
SIMPLE METHOD FOR INSTALLING AN LCP100 TO AN EXISTING DVC6000
SIS INSTRUMENT WHEN 24 VDC POWER IS AVAILABLE
GE26881-B, Sheet 3
E1082-2
SWITCH TO
24VDC POSITION
(USER SUPPLIED)
24 VDC
(USER SUPPLIED)
4-20 mA
AUX )
AUX*
CASE GROUND
SHIELD NOT CONNECTED TO LCP100
24VDC )
DVC6000 SIS TERMINAL BOX
LCP100
SOURCE
24VDC *
*
)
1
1
THIS CONNECTION IS ALSO LABELED LOOP −.
LOGIC SOLVER
OUTPUT
)
*
24VDC
Figure 2-31. Wiring for 24 VDC External Power Configuration
Method two can be accomplished in two ways; with
the wiring going first to the LCP100, then to the
DVC6000 SIS, as shown in in figure 2-32, or with the
wiring going first to the DVC6000 SIS, then to the
LCP100, as shown in figure 2-33. However, because
the LCP100 does consume energy to drive the push
buttons and lights, the minimum current signal from
the logic solver must be 8 mA. If the logic solver
cannot provide an output range of 8-20 mA, then
method one must be used.
When connections are complete move the DIP switch
to the appropriate power setting. If external 24 VDC is
used to power the LCP100, make sure the switch is on
the side that says “24VDC”. If loop power is used,
slide the switch to the side that says “LOOP”.
Note
Factory default for the DIP switch
power selector is 24VDC.
When installing the cover tighten the screws evenly in
a criss-cross pattern to help ensure the cover is
properly installed.
2

Installation
September 2013 2-37
NOTE:
THE LOGIC SOLVER MINIMUM
OUTPUT MUST BE AT LEAST 8 mA. THE
LCP100, WHEN POWERED BY THE LOOP,
CONSUMES APPROXIMATELY 4 mA.
AUX )
LOOP )
LOOP *
SWITCH TO
LOOP POSITION
CASE GROUND
SHIELD NOT CONNECTED TO LCP100
DVC6000 SIS TERMINAL BOX
LCP100
)
*
LOGIC SOLVER
OUTPUT
1
1
(USER SUPPLIED)
THE DVC6000 SIS MUST BE
IN POINT-TO-POINT MODE
LOOP
GE26881-B, Sheet 2
E1084-1
8-20 mA
NOTE:
THE LCP100, WHEN POWERED BY THE
LOOP, CONSUMES APPROXIMATELY 4 mA.
AUX )
LOOP )
LOOP *
SWITCH TO
LOOP POSITION
CASE GROUND
SHIELD NOT CONNECTED TO LCP100
DVC6000 SIS TERMINAL BOX
LCP100
24VDC )
*
LOGIC SOLVER
OUTPUT
1
1
(USER SUPPLIED)
SYS − /)
FLD − /)
THE DVC6000 SIS MUST BE
IN MULTI-DROP MODE
POINT-TO-POINT MODE
MULTI-DROP MODE
LC340 LINE
CONDITIONER
LOOP
E1375-1
Figure 2-32. Wiring for Loop-Powered Configuration; Logic Solver Wired to the Fisher LCP100 then the FIELDVUE DVC6000 SIS
2

DVC6000 SIS
September 2013
2-38
GE26881-B, Sheet 1
E1083-1
NOTE:
THE LOGIC SOLVER MINIMUM OUTPUT MUST BE AT
LEAST 8 mA. THE LCP100, WHEN POWERED BY THE LOOP,
CONSUMES APPROXIMATELY 4 mA.
SWITCH
TO LOOP
POSITION
8-20 mA )
(USER SUPPLIED)
AUX )
LOOP )
LOOP *
CASE GROUND
DVC6000 SIS TERMINAL BOX
SHIELD NOT CONNECTED TO LCP100
LCP100
*
LOGIC SOLVER
OUTPUT
1
1
POINT-TO-POINT MODE
NOTE:
THE LCP100, WHEN POWERED BY THE LOOP, CONSUMES
APPROXIMATELY 4 mA.
SWITCH
TO LOOP
POSITION
24VDC
)
(USER SUPPLIED)
CASE GROUND
DVC6000 SIS TERMINAL BOX
SHIELD NOT CONNECTED TO LCP100
LCP100
*
LOGIC SOLVER
OUTPUT
1
1
MULTI-DROP MODE
AUX )
LOOP )
LOOP *
THE DVC6000 SIS MUST BE
IN POINT-TO-POINT MODE
THE DVC6000 SIS MUST BE
IN MULTI-DROP MODE
LC340 LINE
CONDITIONER
SYS − /)
FLD − /)
LOOP
LOOP
E1384
Figure 2-33. Wiring for Loop-Powered Configuration; Logic Solver Wired to the FIELDVUE DVC6000 SIS then the Fisher LCP100
2

Basic Setup
September 2013 3-1
3-3
Section 3 Basic Setup
Configuration Protection 3-2...............................................
Instrument Mode 3-2........................................................
Guided Setup 3-2............................................................
Setup Wizard 3-3.............................................................
Performance Tuner 3-6........................................................
3

DVC6000 SIS
September 2013
3-2
Configuration Protection
To setup and calibrate the instrument, the protection
must be set to None with the Field Communicator. If
the protection is not None, changing the protection
requires placing a jumper across the Auxiliary
terminals in the terminal box.
Note
When a Fisher LCP100 control panel is
used, changing protection does not
require placing the jumper across the
Auxiliary terminals in the terminal box.
To remove protection:
1. Connect a 4-20 mA source to the instrument.
2. Connect the Field Communicator to the instrument
and turn it on.
3. Press the Hot key on the Field Communicator and
select Protection.
4. From the Protection menu, select None. When
prompted by the Field Communicator, temporarily
attach the jumper to the AUX + and AUX − terminals
in the instrument terminal box.
Instrument Mode
To setup and calibrate the instrument, the instrument
mode must be Out Of Service.
To view/change the instrument mode, press the Hot
Key and select Instrument Mode. If the mode is not
Out Of Service, select Out Of Service from the
Instrument Mode menu and press ENTER.
Instrument Mode allows you to either take the
instrument Out of Service or place it In Service.
Taking the instrument Out of Service allows you to
perform instrument calibration and also allows you to
change setup variables that affect control. See Setting
Protection to ensure protection is set correctly prior to
operation.
Guided Setup
WARNING
Changes to the instrument setup may
cause changes in the output pressure
or valve travel. Depending on the
application, these changes may upset
process control, which could result in
personal injury or property damage.
WARNING
To avoid personal injury or equipment
damage caused by the release of
process pressure, always use the
Setup Wizard to perform setup and
calibration before placing the
DVC6000 SIS in operation for the first
time. The Setup Wizard sets up the
required parameters for SIS solutions.
Note
To setup and calibrate the instrument,
the protection must be None and the
Instrument Mode must be Out Of
Service. See Configuration Protection
and Instrument Mode at the beginning
of this section for information on
removing instrument protection and
changing the instrument mode.
3

Basic Setup
September 2013 3-3
Note
In the event of a power failure the
DVC6000 SIS automatically restores
the device to In Service upon
restoration of power. This is to provide
greater availability of the safety
function.
If power is inadvertently interrupted
while performing set up or
maintenance, you may need to return
the DVC6000 SIS to out of service if
the interrupted task requires that mode
of operation.
When the DVC6000 SIS digital valve controller is
ordered as part of a control valve assembly, the
factory mounts the digital valve controller and sets up
the instrument as specified on the order. When
mounting to a valve in the field, the instrument needs
to be set up to match the instrument to the valve and
actuator.
Before beginning Guided Setup, be sure the
instrument is correctly mounted as described in the
Installation section.
Setup Wizard (1-1-1)
Note
The Setup Wizard must be run for first
time installations before placing the
DVC6000 SIS in service.
Use the Setup Wizard to setup the digital valve
controller for operation in an SIS solution. The Setup
Wizard automatically sets up the instrument using
specified actuator information. To access the Setup
Wizard from the Online Menu select Configure,
Guided Setup, and Setup Wizard.
1. When prompted by the Setup Wizard, enter the
pressure units (psi, bar, kPa, or kg/cm2).
2. Enter the maximum instrument supply pressure.
After entering the maximum instrument supply
pressure, the Setup Wizard prompts you for actuator
information.
3. Enter the partial stroke test start point.
4. Indicate if the DVC6000 SIS is connected to an
LCP100.
5. Enter the manufacturer of the actuator on which
the instrument is mounted. If the actuator
manufacturer is not listed, select Other.
6. Enter the actuator model or type. If the actuator
model is not listed, select Other.
7. Enter the actuator size.
8. Enter the Relay Type.
9. Select whether the valve is open or closed under
the zero power condition, if prompted.
Note
When completing steps 3 through 9,
refer to table 3-1 for possible
configurations for a digital valve
controller operated by a 4-20 mA input
current (point-to-point mode), and
table 3-2 for possible configurations
for a digital valve controller operated
by a 0-24 VDC power supply
(multi-drop mode).
WARNING
If you answer YES to the prompt for
permission to move the valve when
the Field Communicator is
determining the travel sensor motion,
the instrument will move the valve
through its full travel range. To avoid
personal injury and property damage
caused by the release of pressure or
process fluid, provide some
temporary means of control for the
process.
10. Indicate if a volume booster or quick release is
present.
3

DVC6000 SIS
September 2013
3-4
Table 3-1. Possible Configurations for a FIELDVUE DVC6000 SIS Digital Valve Controller operated by 4-20 mA
Setup Wizard Configuration Operating Conditions Status Monitoring
Relay Type Partial Stroke
Start Point Zero Power
Condition Input Current Actual Valve Travel Travel Set
Point Travel
A or C
Open
Close Common Application
20 mA Open 100% 100%
Open Less Common Application
4 mA Open 100% 100%
Close
Close Less Common Application
4 mA Close 0% 0%
Open Common Application
20 mA Close 0% 0%
B
Open
Close Less Common Application
20 mA Open 100% 100%
Open Common Application
4 mA Open 100% 100%
Close
Close Common Application
4 mA Close 0% 0%
Open Less Common Application
20 mA Close 0% 0%
Table 3-2. Possible Configurations for a FIELDVUE DVC6000 SIS Digital Valve Controller operated by 0-24 VDC
Setup Wizard Configuration Operating Conditions Status Monitoring
Relay Type Partial Stroke
Start Point Zero Power
Condition Power Supply Actual Valve Travel Travel Set
Point Travel
A or C
Open
Close Common Application
24 VDC Open 100% 100%
Open(1) Less Common Application
24 VDC Open 100% 100%
Close
Close(1) Less Common Application
24 VDC Close 0% 0%
Open Common Application
24 VDC Close 0% 0%
B
Open
Close Less Common Application
24 VDC Open 100% 100%
Open(1) Common Application
24 VDC Open 100% 100%
Close
Close(1) Common Application
24 VDC Close 0% 0%
Open Less Common Application
24 VDC Close 0% 0%
1. In these configurations, the DVC6000 SIS is used as a diagnostic device, the safety function is provided by other devices in the pneumatic loop, e.g. a solenoid valve.
Note
The use of a Quick Exhaust Valve
(QEV) is not recommended for safety
instrumented system applications. The
use of a QEV in an SIS application may
cause the valve to cycle.
11. Specify if factory defaults should be used for
setup. If you select YES for factory default, the Field
Communicator sets the setup parameters to the
values listed in table 3-3. If you select NO for the
factory defaults, the setup parameters listed in the
table remain at their previous settings.
Typically the Setup Wizard determines the required
setup information based upon the actuator
manufacturer and model specified. However, if you
enter other for the actuator manufacturer or the
3

Basic Setup
September 2013 3-5
actuator model, then you will be prompted for setup
parameters such as:
Actuator Style (select spring & diaphragm, piston
single-acting with spring, piston double-acting with
spring)
Valve Style (select the valve style, rotary or sliding
stem)
On Loss of Instrument Signal, (valve opens or
closes). See Zero Power Condition in the Detailed
Setup section.
Feedback Connection (select Rot-All, SS-roller, or
SStem-Standard). See Feedback Connection in the
Detailed Setup section.
Partial Stroke Start Point (select the start point for
the Partial Stroke Test; either Valve Open or Valve
Close).
LCP100 Local Control Panel (indicate if the
instrument is connected to an LCP100 local control
panel).
Travel Sensor Motion (increasing air pressure
causes the travel sensor shaft to rotate clockwise or
counterclockwise), the Setup Wizard will ask if it can
move the valve to determine travel sensor motion.
If you answer yes, the instrument may stroke the valve
the full travel span to determine travel sensor rotation.
If you answer No, then you will have to specify the
rotation for increasing air pressure (determine the
rotation by viewing the end of the travel sensor shaft).
See Travel Sensor Motion in the Detailed Setup
section.
Tuning Set (see Tuning Set in the Detailed Setup
section).
After choosing the appropriate tuning set, a message
appears on the display, asking if you would like to
download factory defaults for Setup. Yes is
recommended for Initial Setup. Refer to table 3-3 for
factory download defaults.
Follow the prompts on the Field Communicator
display. The calibration procedure uses the valve and
actuator stops as the 0% and 100% calibration points.
For additional information, refer to Auto Calibrate
Travel in the Calibration section.
Once Auto Calibration is complete, you will be asked
to enter the desired stroke test speed (default is
0.25%/sec). An additional automatic PST calibration is
run to determine the default value or the partial stroke
pressure limit for single acting actuators (this will be
differential pressure for double acting) and pressure
set point for End Point Pressure Control.
When calibration is complete, you are asked if you
wish to adjust the relay (double-acting only). Select
yes to adjust the relay. For additional information, refer
to Relay Adjustment in the Calibration section.
Table 3-3. Factory Download Default Settings
Setup Parameter Default Setting
Analog Input Units(1)
Analog In Range High(1)
Analog In Range Low(1)
Control Mode
Restart Control Mode
mA
20.0 mA
4.0 mA
Analog(1)
Digital(2)
Analog(1)
Digital(2)
Lag Time
Input Characteristic
Travel Limit High
Travel Limit Low
0 secs
Linear
125%
−25%
Travel Cutoff High
Travel Cutoff Low
Travel Deviation Alert Point
Travel Deviation Time
Set Point Rate Open(3)
Set Point Rate Close(4)
Polling Address
50%
50%
5.0%
10.0 seconds
0%/sec
0%/sec
0
Pressure Deviation Alert Point
Pressure Deviation Alert Time 5.0 psi(5)
30.0 seconds
Command #3 (Trending) Pressure
For double-acting actuators
For single-acting actuators differential output pressure
actuator pressure
Valve Set Point(2)
Restart Travel Set Point(2)
Self-Test Shutdown(2)
100% if ZPC = Open
0% if ZPC = Closed
100% if ZPC = Open
0% if ZPC = Closed
All Failures Disabled
1. Analog mode only − DIP switch set to Pt-Pt.
2. Digital mode only. − DIP switch set to Multi.
3. In firmware 3 thru 6 this parameter is labeled Minimum Opening Time.
In firmware 10 and below this parameter should be set to zero.
4. In firmware 3 thru 6 this parameter is labeled Minimum Closing Time.
In firmware 10 and below this parameter should be set to zero.
5. Adjust to bar, kPa, or kg/cm2 if necessary.
Note
Relay Adjustment is only available for
the double-acting relay (Relay A).
After instrument setup is completed, and you have
placed the instrument in service, if End Point Pressure
Control not enabled, you will be prompted to enable it.
Select yes. Refer to Partial Stroke Variables in the
Detailed Setup section for more information.
If after completing auto setup and auto calibration the
valve seems slightly unstable or unresponsive, you
can improve operation by selecting Performance
Tuner from the Guided Setup menu. For additional
information on using the Performance Tuner to
optimize digital valve controller tuning, refer to the
Performance Tuner information below.
3

DVC6000 SIS
September 2013
3-6
Performance Tuner (1-1-2)
WARNING
During performance tuning the valve
may move, causing process fluid or
pressure to be released. To avoid
personal injury and property damage
caused by the release of process fluid
or pressure, isolate the valve from the
process and equalize pressure on
both sides of the valve or bleed off
the process fluid.
The Performance Tuner is used to optimize digital
valve controller tuning. It can be used with digital valve
controllers mounted on most sliding-stem and rotary
actuators, including Fisher and other manufacturers’
products. Moreover, because the Performance Tuner
can detect internal instabilities before they become
apparent in the travel response, it can generally
optimize tuning more effectively than manual tuning.
Typically, the Performance Tuner takes 3 to 5 minutes
to tune an instrument, although tuning instruments
mounted on larger actuators may take longer.
Access the Performance Tuner by selecting
Performance Tuner from the Guided Setup menu.
Follow the prompts on the Field Communicator display
to optimize digital valve controller tuning.
3

Detailed Setup
September 2013 4-1
4-4
Section 4 Detailed Setup
Menu and Quick Key Sequence Tables Front Cover...............................
Detailed Setup 4-2...........................................................
Mode and Protection 4-2.......................................................
Mode 4-2...................................................................
Protection 4-4...............................................................
Response Control 4-4.........................................................
Tuning 4-4..................................................................
Travel Tuning 4-4..........................................................
Integral Settings 4-8.......................................................
Pressure Tuning 4-9.......................................................
Travel/Pressure Control 4-10...................................................
Travel/Pressure Cutoffs 4-10.................................................
End Point Pressure Control 4-11..............................................
Input Characterization 4-11....................................................
Custom Characterization Table 4-12............................................
Dynamic Response 4-12.......................................................
Alert Setup 4-13...............................................................
Electronic Alerts 4-13.........................................................
Sensor Alerts 4-14............................................................
Environmental Alerts 4-14.....................................................
Travel Alerts 4-14.............................................................
Travel History Alerts 4-15......................................................
SIS Alerts 4-16...............................................................
Alert Record 4-17.............................................................
Status 4-17...................................................................
Instrument 4-18................................................................
Valve & Actuator 4-19..........................................................
Partial Stroke 4-20.............................................................
4

DVC6000 SIS
September 2013
4-2
Detailed Setup
The Detailed Setup selection from the Configure menu
allows you to configure the digital valve controller to
your application. Table 4-1 lists the default settings for
a standard factory configuration. You can adjust
actuator response, set the various modes, alerts,
ranges, travel cutoffs and limits. You can also restart
the instrument and set the protection.
Note
In the event of a power failure the
DVC6000 SIS automatically restores
the device to In Service upon
restoration of power. This is to provide
greater availability of the safety
function.
If power is inadvertently interrupted
while performing set up or
maintenance, you may need to return
the DVC6000 SIS to out of service if
the interrupted task requires that mode
of operation.
Mode and Protection (1-2-1)
Mode
Instrument Mode
You can change the instrument mode by selecting
Mode and Protection, Instrument Mode from the
Detailed Setup menu, or press the Hot Key and select
Instrument Mode.
Instrument Mode allows you to either take the
instrument Out Of Service or place it In Service.
Taking the instrument Out Of Service allows you to
perform instrument calibration and also allows you to
change setup variables that affect control, provided
the calibration/configuration protection is properly set.
See Setting Protection.
Table 4-1. Factory Default Detailed Setup Parameters
Setup Parameter Default Setting(1)
Instrument
Configuration
Control Mode Analog / Digital(2)
Restart Control Mode(3)
Multi-drop
Point-to-Point DIGITAL
ANALOG
Zero Power Condition Valve Closed(2)
Analog In Range Low 4 mA
Analog In Range High 20 mA
Analog Input Units mA
Feedback Connection Rotary − All(2)
Travel Sensor Motion Clockwise(2)
Auxiliary Terminal Action Push Button Partial
Stroke Test
Maximum Supply Pressure 50(2)
Pressure Units PSI
Temperature Units F
Polling Address 0
Burst Mode Enable No
Burst Command 3
Cmd 3 Configured Pressure
For double-acting actuators
For single-acting actuators
differential output
pressure
actuator pressure
Dynamic
Response and
Tuning
Tuning Set F(2)
Input Characteristic Linear
Travel Limit High 125%
Travel Limit Low −25%
Travel/Pressure Cutoff High 50%
Travel/Pressure Cutoff Low 50%
Set Point Rate Open(4) 0%/sec
Set Point Rate Close(5) 0%/sec
Set Point Filter Lag Time 0 sec
Partial Stroke Start Point Valve Open(2)
Travel History
Alerts
Cycle Count Alert Enable No
Cycle Count Alert Deadband 1%
Cycle Count Alert Point 1000000
Travel Accumulator Alert
Enable No
Travel Accumulator Deadband 1%
Travel Accumulator Alert Point 1000000%
Deviation &
Other Alerts
Travel Deviation Alert Enable Yes
Travel Deviation Alert Point 5%
Travel Deviation Time 10 sec
Pressure Deviation Alert
Enable Yes
Pressure Deviation Alert Point 5 psi
Pressure Deviation Alert Time 30 sec
Drive Signal Alert Enable Yes
Supply Pressure Alert Enable Yes
Supply Pressure Alert Point 19 psi
Travel Alerts
Travel Alert Lo Enable No
Lo Point −25%
Travel Alert Hi Enable No
Hi Point 125%
Travel Alert Lo Lo Enable No
Lo Lo Point −25%(6)
Travel Alert Hi Hi Enable No
Hi Hi Point 125%(7)
Deadband 5%
−continued on next page−
4

Detailed Setup
September 2013 4-3
Table 4-1. Factory Default Detailed Setup Parameters
(continued)
Setup Parameter Default
Setting(1)
Electronic Alerts
Shutdown Activated Yes
Low Power Write Fail Enable No
Non-Critical NVM Alert Enable No
Informational
Status
Instrument Time Invalid Enable Yes
Calibration in Progress Enable No
Autocalibration in Progress
Enable No
Diagnostics in Progress Enable No
Diagnostics Data Available
Enable Yes
Integrator Saturated Hi Enable Yes
Integrator Saturated Lo Enable Yes
Pressure Control Active Enable Yes
Multi-Drop Alert Enable No
Alert Record
Valve Alerts Enable Yes
Failure Alerts Enable Yes
Miscellaneous Alerts Enable No
Alert Record Not Empty Enable Yes
Alert Record Full Enable Yes
1. The settings listed are for standard factory configuration. DVC6000 SIS
instruments can also be ordered with custom configuration settings. For the default
custom settings, refer to the order requisition.
2. If the instrument is shipped mounted on an actuator, these values depend upon
the actuator on which the instrument is mounted.
3. Based on DIP switch setting.
4. In firmware 3 thru 6 this parameter is labeled Minimum Opening Time.
In firmware 10 and below this parameter should be set to zero.
5. In firmware 3 thru 6 this parameter is labeled Minimum Closing Time.
In firmware 10 and below this parameter should be set to zero.
6. Lo Lo point is 1% when used with LCP100.
7. Hi Hi point is 99% when used with LCP100.
Note
Some changes that require the
instrument to be taken Out Of Service
will not take effect until the instrument
is placed back In Service or the
instrument is restarted.
Control Mode
You can change the control mode by selecting Control
Mode from the Mode and Protection menu, or press
the Hot Key and select Control Mode.
Control Mode lets you define where the instrument
reads its set point. Follow the prompts on the Field
Communicator display to choose one of the following
control modes: Analog or Digital.
Choose Analog control mode if the instrument is to
receive its set point over the 4-20 mA loop. Normally
the instrument control mode is Analog.
Choose Digital control mode if the instrument is to
receive its set point digitally by a 0-24 VDC control
signal, via the HART communications link.
A third mode, Test, is also displayed. Normally the
instrument should not be in the Test mode. The Field
Communicator automatically switches to this mode
whenever it needs to stroke the valve during
calibration or stroke valve, for example. However, if
you abort from a procedure where the instrument is in
the Test mode, it may remain in this mode. To take
the instrument out of the Test mode, select Control
Mode then select either Analog or Digital.
Restart Control Mode
Restart Control Mode lets you choose which operating
mode you want the instrument to be in after a restart.
Access Restart Control mode by selecting Restart
Control Mode from the Mode and Protection menu.
Follow the prompts on the Field Communicator display
to define the restart control mode as Resume Last,
Analog, or Digital.
Burst Mode
Enabling burst mode provides continuous
communication from the digital valve controller. Burst
mode applies only to the transmission of burst mode
data (analog input, travel target, pressure, and travel)
and does not affect the way other data is accessed.
Access to information in the instrument is normally
obtained through the poll/response of HART
communication. The Field Communicator or the
control system may request any of the information that
is normally available, even while the instrument is in
burst mode. Between each burst mode transmission
sent by the instrument, a short pause allows the Field
Communicator or control system to initiate a request.
The instrument receives the request, processes the
response message, and then continues “bursting” the
burst mode data.
Note
Do not use burst mode while using
the HART Loop Interface Monitor
(HIM) from Moore Industries with
DVC6000 SIS digital valve
controllers.
To enable burst mode, select Burst Mode, and Burst
Enable from the Mode and Protection menu.
Burst Enable—Yes or no. Burst mode must be
enabled before you can change the burst mode
command.
4

DVC6000 SIS
September 2013
4-4
Change Burst Enable—Turns Burst Mode on and
off. Actual valves are Burst Enable = Disabled(Polled),
Enabled.
Burst Command—There are four burst mode
commands. Command 3 is recommended for use with
the Rosemount 333 HART Tri-Loop HART-to-analog
signal converter. The other three are not used at this
time.
Change Burst Command—Allows you to pick the
command to be sent from the instrument when Burst
Mode is on. Select HART Univ Cmd 1, HART Univ
Cmd 2, HART Univ Cmd 3, or DVC6000 Cmd 148.
Cmd 3 Configured Pressure—Command 3
provides the following variables:
Primary variable—analog input in % or ma,
Secondary variable—travel target in % of ranged
travel,
Tertiary variable—supply or output pressure in psig,
bar, kPa, or kg/cm2. Select Cmd 3 Configured
Pressure from the Burst menu to select if the output A,
output B, differential (A−B), or supply pressure is sent.
Quaternary variable—travel in % of ranged travel.
Protection
Protection
When the digital valve controller is in SIS mode, and
protection is on, the instrument cannot be taken Out of
Service. Protection must be turned off to change the
instrument mode.
To change an instrument’s protection, press the Hot
key on the Field Communicator and select Protection
or select Configure, Detailed Setup, Mode and
Protection, and Protection.
Two levels of protection are available:
None—Neither setup nor calibration is protected.
Allows changing calibration and setup parameters.
Config & Calib—Both setup and calibration are
protected. Prohibits changing calibration and protected
setup parameters.
Table 4-3 lists configurable parameters in the
instrument and the requirements for modifying these
parameters, in terms of instrument mode and
protection.
Table 4-2. Gain Values for Preselected Travel Tuning Sets
Tuning
Set Proportional Gain Velocity Gain Minor Loop
Feedback Gain
C
D
E
F
G
4.4
4.8
5.5
6.2
7.2
3.0
3.0
3.0
3.1
3.6
35
35
35
35
34
H
I
J
K
L
M
8.4
9.7
11.3
13.1
15.5
18.0
4.2
4.8
5.6
6.0
6.0
6.0
31
27
23
18
12
12
X
(Expert) User Adjusted User Adjusted User Adjusted
Response Control (1-2-2)
Select Configure, Detailed Setup, and Response
Control. Follow the prompts on the Field
Communicator display to configure the following
response control parameters: Tuning, Travel/Pressure
Control, Input Characterization, Custom
Characterization Table, and Dynamic Response.
Tuning
Travel Tuning (1-2-2-1-1)
WARNING
Changes to the tuning set may cause
the valve/actuator assembly to stroke.
To avoid personal injury and property
damage caused by moving parts,
keep hands, tools, and other objects
away from the valve/actuator
assembly.
Travel Tuning Set— There are eleven tuning sets to
choose from. Each tuning set provides a preselected
value for the digital valve controller gain settings.
Tuning set C provides the slowest response and M
provides the fastest response. Table 4-2 lists the
proportional gain, velocity gain and minor loop
feedback gain values for preselected tuning sets.
In addition, you can select User Adjusted or Expert,
which allows you to modify tuning of the digital valve
controller. With User Adjusted, you specify the
proportional gain; an algorithm in the Field
Communicator calculates the velocity gain and minor
loop feedback gain. With Expert you can specify the
proportional gain, velocity gain, and minor loop
feedback gain.
4

Detailed Setup
September 2013 4-5
Table 4-3. Conditions for Modifying FIELDVUE DVC6000 SIS Digital Valve Controller Parameters
Parameters In Service Out of Service
Protected Unprotected Protected Unprotected
Mode and
Protection
Instrument Mode
Control Mode(1)
Restart Cont. Mode(1)
Burst Mode Enable
Burst Command
Cmd #3 (Trending) Pressure
Protection
- - -
- - -
- - -
- - -
- - -
- - -
- - -
- - -
- - -
- - -
Response and
Control
Travel Tuning Set
Travel Proportional Gain
Travel Velocity Gain
Travel MLFB Gain
Travel Integral Enable
Travel Integral Gain
Stabilize / Optimize
Performance Tuner
- - -
- - -
- - -
- - -
- - -
- - -
- - -
- - -
- - -
- - -
- - -
- - -
- - -
- - -
- - -
- - -
- - -
- - -
Integral Dead Zone
Integral Limit - - -
- - -
- - -
- - -
Pressure Tuning Set
Pressure Proportional Gain
Pressure MLFB
Pressure Integral Enable
Pressure Integral Gain
- - -
- - -
- - -
- - -
- - -
- - -
- - -
- - -
- - -
- - -
Cutoff Hi
Cutoff Lo - - -
- - - - - -
- - - - - -
- - -
End Point Pressure Control Enable
Partial Stroke Start Point
Pressure Set Point
Pressure Saturation Time
- - -
- - -
- - -
- - -
- - -
- - -
- - -
- - -
- - -
- - -
Input Characterization
Custom Characterization Table - - -
- - - - - -
- - - - - -
- - -
Set Point Rate Open(2)
Set Point Rate Close(3)
Lag Time
- - -
- - -
- - -
- -
- - -
- - -
- -
- - -
- - -
Alerts
Drive Current Shutdown
Drive Signal Alert
Drive Signal(1)
- - -
- - -
- - -
- - -
- - -
- - -
- - -
Offline/Failed Alert Enable
Low Power Write Fail Enable
Non-Critical NVM Alert Enable
Critical NVM Shutdown
Flash ROM Shutdown
No Free Time Shutdown
Reference Voltage Shutdown
Temp Sensor Shutdown
Travel Sensor Shutdown
Pressure Sensor Shutdown
- - -
- - -
- - -
- - -
- - -
- - -
- - -
- - -
- - -
- - -
- - -
- - -
- - -
- - -
- - -
- - -
- - -
- - -
- - -
- - -
- - -
Auxiliary Terminal Alert Enable
Auxiliary Input(1)
Auxiliary Terminal Action
- - -
- - -
- - -
- - -
- - -
- - -
Supply Pressure Lo Alert Enable
Supply Pressure(1)
Supply Press Lo Alert Point
- - -
- - -
- - -
- - -
Travel(1)
Travel Set Point(1)
Travel Alert Deadband
- - -
- - -
- - -
- - -
- - -
- - -
- - -
- - -
—indicates parameter may be modified for instrument mode and protection shown.
1. Information only.
2. In firmware 3 thru 6 this parameter is labeled Minimum Opening Time.
3. In firmware 3 thru 6 this parameter is labeled Minimum Closing Time.
−Continued−
4

DVC6000 SIS
September 2013
4-6
Table 4-3. Conditions for Modifying FIELDVUE DVC6000 SIS Digital Valve Controller Parameters (Continued)
Parameters In Service Out of Service
Protected Unprotected Protected Unprotected
Alerts
Travel Deviation Alert Enable
Travel Deviation Alert Point
Travel Deviation Time
Travel Alert Hi Hi Enable
Travel Alert Lo Lo Enable
Travel Alert Hi Hi Point
Travel Alert Lo Lo Point
Travel Alert Hi Enable
Travel Alert Lo Enable
Travel Alert Hi Point
Travel Alert Lo Point
Travel Limit / Cutoff Hi Alert Enable
Travel Limit / Cutoff Lo Alert Enable
Travel / Pressure Cutoff Hi
Travel / Pressure Cutoff Lo
- - -
- - -
- - -
- - -
- - -
- - -
Cycle Count Alert Enable
Cycle Counter
Cycle Count Alert Point
Cycle Count / Tvl Accum Deadband
Travel Accumulator Alert Enable
Travel Accumulator
Travel Accumulator Alert Point
Partial Stroke Pressure Limit
Pressure Deviation Alert Enable
Pressure Deviation Alert Point
Pressure Deviation Time
Alert Record Has Entries Enable
Alert Record Full Enable
View Alert Records(1)
Clear ALL Records
- - -
- - -
- - -
- - -
Failure Group Enable
Valve Group Enable
Miscellaneous Group Enable
Status
Instrument Time Invalid Enable
Instrument Time and Date
Calibration in Progress Enable
Autocalibration in Progress Enable
Diagnostics in Progress Enable
Diagnostic Data Available Enable
Pressure Control Active Enable
Multi-Drop Enable
Integrator Saturated Hi Enable
Integrator Saturated Lo Enable
Integral Limit
Integral Dead Zone
- - -
- - -
- - -
- - -
Instrument
HART Tag
Message
Descriptor
Date
Valve Serial Number
Instrument Serial Number
Polling Address
- - -
- - -
- - -
- - -
- - -
- - -
- - -
Pressure Units
Temperature Units
Analog Input Units
Analog Input Range High
Analog Input Range Low
- - -
- - -
- - -
- - -
- - -
- - -
- - -
- - -
- - -
- - -
- - -
- - -
—indicates parameter may be modified for instrument mode and protection shown.
1. Information only.
−Continued−
4

Detailed Setup
September 2013 4-7
Table 4-3. Conditions for Modifying FIELDVUE DVC6000 SIS Digital Valve Controller Parameters (Continued)
Parameters In Service Out of Service
Protected Unprotected Protected Unprotected
Valve & Actuator
Relay Type
Zero Power Condition
Maximum Supply Pressure
Auxiliary Terminal Action
Instrument Date and Time
Last Calibration Status(1)
Calibration Location(1)
- - -
- - -
- - -
- - -
- - -
- - -
- - -
- - -
- - -
- - -
- - -
- - -
- - -
- - -
- - -
- - -
- - -
- - -
- - -
- - -
Manufacturer(1)
Valve Serial Number
Valve Style
Actuator Style
View/Edit Feedback Connection
Travel Sensor Motion
- - -
- - -
- - -
- - -
- - -
- - -
- - -
- - -
- - -
- - -
- - -
- - -
- - -
- - -
- - -
- - -
- - -
- - -
SIS / Partial
Stroke
Partial Stroke Test Enable
Partial Stroke Press Limit
Maximum Travel Movement
Test Speed
Test Pause Time
View/Edit Auto Test Interval
Device Power Up
- - -
- - -
- - -
- - -
- - -
- - -
- - -
- - -
- - -
- - -
- - -
- - -
- - -
- - -
- - -
- - -
- - -
- - -
- - -
- - -
—indicates parameter may be modified for instrument mode and protection shown.
1. Information only.
Note
When selecting a tuning set for a
DVC6015, DVC6025 or DVC6035 remote
mount unit, it may be necessary to
reduce the tuning set, due to the
effects of the long tubing between the
digital valve controller and the
actuator.
Note
Use Expert tuning only if standard
tuning has not achieved the desired
results.
Stabilize/Optimize or Performance
Tuner may be used to achieve the
desired results more rapidly than
Expert tuning.
Table 4-4 provides tuning set selection guidelines for
Fisher actuators. These tuning sets are only
recommended starting points. After you finish setting
up and calibrating the instrument, you may have to
select either a higher or lower tuning set to get the
desired response. You can use the Performance
Tuner to optimize tuning.
Integral Enable—Yes or No. Enable the integral
setting to improve static performance by correcting for
error that exists between the travel target and actual
travel. Travel Integral Control is disabled by default.
Integral Gain—Travel Integral Gain is the ratio
of the change in output to the change in input, based
on the control action in which the output is proportional
to the time integral of the input.
Stabilize/Optimize—Stabilize/Optimize permits
you to adjust valve response by changing the digital
valve controller tuning.
If the valve is unstable, select Decrease Response to
stabilize valve operation. This selects the next lower
tuning set (e.g., F to E). If the valve response is
sluggish, select Increase Response to make the valve
more responsive. This selects the next higher tuning
set (e.g., F to G).
If after selecting Decrease Response or Increase
Response the valve travel overshoot is excessive,
select Decrease Damping to select a damping value
that allows more overshoot. Select Increase Damping
to select a damping value that will decrease the
overshoot. When finished, select done.
4

DVC6000 SIS
September 2013
4-8
Table 4-4. Actuator Information for Basic Setup
Actuator
Manufacturer Actuator
Model Actuator Size Actuator Style Starting
Tuning
Set
Feedback
Connection
Travel Sensor Motion
Relay A or C Relay B
Fisher
585C & 585CR
25
50
60
68, 80
100, 130
Piston Dbl w/ or
w/o Spring. See
actuator instruction
manual and
nameplate.
E
I
J
L
M
SStem-Standard
for travels up to
4 inches. SStem-
Roller for longer
travels
Depends upon pneumatic connections.
See description for Travel Sensor
Motion
657
30
34, 40
45, 50
46, 60, 70, 76, &
80-100
Spring &
Diaphragm
H
K
L
M
SStem-Standard Clockwise Counterclockwise
667
30
34, 40
45, 50
46, 60, 70, 76, &
80-100
Spring &
Diaphragm
H
K
L
M
SStem-Standard Counterclockwise Clockwise
1051 & 1052
20, 30
33
40
60, 70
Spring &
Diaphragm
H
I
K
M
Rotary Clockwise Counterclockwise
1061
30
40
60
68, 80, 100, 130
Piston Dbl w/o
Spring
J
K
L
M
Rotary Depends upon pneumatic connections.
See description for Travel Sensor
Motion
1066SR 20
27, 75 Piston Sgl w/Spring G
LRotary Depends upon mounting style, see
actuator instruction manual and table
4-5
2052 1
2
3
Spring &
Diaphragm
H
J
M
Rotary Clockwise Counterclockwise
Table 4-5. Travel Sensor Motion Selections for the
FIELDVUE DVC6030 SIS on 1066SR Actuators
Mounting Style Travel Sensor Motion
Relay A or C Relay B
A Clockwise Counterclockwise
B Counterclockwise Clockwise
C Counterclockwise Clockwise
D Clockwise Counterclockwise
Performance Tuner—The Performance Tuner is
used to optimize digital valve controller tuning. It can
be used with digital valve controllers mounted on most
sliding-stem and rotary actuators, including Fisher and
other manufacturers’ products. Moreover, because the
Performance Tuner can detect internal instabilities
before they become apparent in the travel response, it
can generally optimize tuning more effectively than
manual tuning. Typically, the Performance Tuner
takes 3 to 5 minutes to tune an instrument, although
tuning instruments mounted on larger actuators may
take longer.
Integral Settings (1-2-2-1-2)
Integral Dead Zone—A window around the
Primary Setpoint in which integral action is disabled.
This feature is used to eliminate friction induced limit
cycles around the Primary Setpoint when the
integrator is active. The Dead Zone is configurable
from 0% to 2%, corresponding to a symmetric window
from 0% to +/−2% around the Primary Setpoint.
Default value is 0.25%.
Integral Limit—The Integral Limit provides an
upper limit to the integrator output. The high limit is
configurable from 0 to 100% of the I/P drive signal.
4

Detailed Setup
September 2013 4-9
Pressure Tuning (1-2-2-1-3)
WARNING
Changes to the tuning set may cause
the valve/actuator assembly to stroke.
To avoid personal injury and property
damage caused by moving parts,
keep hands, tools, and other objects
away from the valve/actuator
assembly.
Pressure Tuning Set—There are twelve
Pressure Tuning Sets to choose from. Each tuning set
provides a preselected value for the digital valve
controller gain settings. Tuning set C provides the
slowest response and M provides the fastest
response.
Tuning set B is appropriate for controlling a pneumatic
positioner. Table 4-6 lists the proportional gain,
pressure integrator gain and minor loop feedback gain
values for preselected tuning sets.
In addition, you can specify Expert tuning and
individually set the pressure proportional gain,
pressure integrator gain, and pressure minor loop
feedback gain. Individually setting or changing any
tuning parameter will automatically change the tuning
set to X (expert).
Note
When selecting a tuning set for a
DVC6015, DVC6025 or DVC6035 remote
mount unit, it may be necessary to
reduce the tuning set, due to the
effects of the long tubing between the
digital valve controller and the
actuator.
Table 4-6. Gain Values for Preselected Pressure Tuning Sets
Tuning
set Pressure
Proportional Gain
Pressure
Integrator
Gain
Pressure
Minor Loop
Feedback Gain
B
C
D
E
F
G
0.5
2.2
2.4
2.8
3.1
3.6
0.3
0.1
0.1
0.1
0.1
0.1
35
35
35
35
35
34
H
I
J
K
L
M
4.2
4.8
5.6
6.6
7.8
9.0
0.1
0.1
0.1
0.1
0.1
0.1
31
27
23
18
12
12
X
(Expert) User Adjusted User Adjusted User Adjusted
Note
Use Expert tuning only if standard
tuning has not achieved the desired
results.
Stabilize/Optimize and performance
tuner may be used to achieve the
desired results more rapidly than
Expert tuning.
Integral Enable—Yes or No. Enable the
pressure integral setting to improve static performance
by correcting for error that exists between the
pressure target and actual pressure. Pressure Integral
Control is disabled by default.
Integral Gain—Pressure Integral Gain (also
called reset) is the gain factor applied to the time
integral of the error signal between desired and actual
pressure. Changing this parameter will also change
the tuning set to Expert.
4

DVC6000 SIS
September 2013
4-10
Travel/Pressure Control
Tvl/Press Cutoffs (1-2-2-2-1)
Cutoff Hi—Defines the high cutoff point for the
travel in percent (%) of ranged input current.
Cutoff Lo—Defines the low cutoff point for the
travel set point.
Change Cutoffs—Allows you to set Cutoff Hi and
Cutoff Lo. When a cutoff is set the corresponding
travel or pressure limit is disabled.
Travel cutoffs are adjustable when the DVC6000 SIS
is operating with a 4-20 mA current input. The Setup
Wizard automatically sets travel cutoffs at 50%,
making the DVC6000 SIS work like an on-off device.
At current levels from 4.0 to 11.99 mA, the DVC6000
SIS will provide minimum output pressure, and at 12
to 20 mA, the DVC6000 SIS will provide full output
pressure.
You can customize valve response to the control
signal by changing the travel cutoffs. For example, it is
possible to have the valve throttle between 10 and
90% travel, but work as an on-off valve between 0% to
10% and 90% to 100% travel. The user now has a
standard throttling control valve between 10% and
90% travel. Outside of this range, the valve will move
to its travel extreme (0% or 100%).
Note
If you run the Setup Wizard after
adjusting the Travel Cutoffs, they will
revert back to the default values. You
will need to reset the Travel Cutoffs to
the desired settings.
Note
The partial stroke test cannot be
conducted by the Field Communicator
or ValveLink software while the digital
valve controller is in its normal travel
control mode (with adjustable cutoffs
set to a different value than the
default).
WARNING
Using the auxiliary terminal (push
button) for partial stroke testing while
the DVC6000 SIS digital valve
controller is in point-to-point mode
may cause changes in output
pressure and travel, resulting in
process instability. Depending on the
application, these changes may upset
the process, which may result in
personal injury or property damage.
If the auxiliary terminal button is
pressed for more than 3 seconds, but
less than 5 seconds, the digital valve
controller will drive the valve from its
existing travel position to 100% travel
condition for a fail close valve (or 0%
travel for a fail open valve) and
perform the partial stroke test. Once
the partial stroke test is completed,
the digital valve controller will bring
the valve back to its original travel,
corresponding to the control set
point.
Note
In a typical 0-24 VDC de-energize-
to-trip operating system, a digital valve
controller with the single-acting direct
relay will provide full output pressure
to port A when 24 VDC is applied, and
minimum (near 0) output pressure to
port A when 0 VDC is applied. With the
single-acting direct relay, there would
be no output pressure from port B.
Other configurations of the relay are
available (see table 3-2). An example of
this flexibility is the use of a
single-acting reverse relay that will
supply full pressure output at 0 VDC
input. This configuration can be useful
to provide the benefits of Partial Valve
Stroke Diagnostics but minimize the
spurious trip rate (the power to the
digital valve controller can be lost
without tripping the valve), but would
only be recommended when a
solenoid is provided to take the valve
to the safe position
4

Detailed Setup
September 2013 4-11
Table 4-7. Guidelines for Manually Setting Pressure Set Point
Actuator Type Relay Type Zero Power Condition Partial Stroke Start Point Pressure Set Point
Single-Acting
A or C
Closed Open Psupply − 2 psig
Closed 2 psig
Open Open 2 psig
Closed Psupply − 2 psig
B
Closed Open 2 psig
Closed Psupply − 2 psig
Open Open Psupply − 2 psig
Closed 2 psig
Double-Acting A
Closed Open Psupply − 5 psig
Closed 5 psig − Psupply
Open Open 5 psig − Psupply
Closed Psupply − 5 psig
End Point Pressure Control (1-2-2-2-2)
End Pt Control Enab— Yes or No. End Point
Pressure Control allows the digital valve controller to
pull back from saturation of the pneumatic output after
reaching the travel extreme. Rather than having the
instrument provide full supply pressure (saturation)
continuously at the travel extreme, the digital valve
controller switches to an End Point Pressure Control
where the output pressure (pressure controller set
point) to the actuator is controlled at a certain value.
This value is configured through Pressure Set Point.
Because the digital valve controller is constantly in
control and not allowed to reach a dormant or
saturated state, it is constantly testing its own
pneumatic system. If there is an output pressure
deviation, for example, the instrument will issue an
alert. To assure there is an alert when an output
pressure deviation occurs, set up the alert as
described under Pressure Deviation Alert.
PST Start Pt—Defines the travel stop the valve
needs to be at before a partial stroke test can be
initiated. Also defines the travel stop for end point
pressure control. Setting this value to Not Configured
will disable partial stroke tests and end point pressure
control.
EPPC Set Point— As part of End Point Pressure
Control, Pressure Set Point is the target pressure the
positioner controls to when the valve is at the travel
stop defined by PST Start Point. Default values for
Pressure Set Point are summarized in table 4-7. When
controlling pressure in the open position, Pressure Set
Point must be set at a value that ensures the valve will
remain open. When controlling pressure in the closed
position, Pressure Set Point must be set at a value
that ensures the valve will remain closed and has
enough force to maintain its rated shutoff
classification. For double-acting spring return
actuators, this is the differential pressure required to
either maintain the fully open or fully closed position,
depending on the valve and actuator configuration. For
a double-acting actuator without springs with a
fail-close valve, this is 95% of the supply pressure. If
the valve is fail-open, the upper operating pressure for
all actuator is set to the supply pressure.
Note
End Point Pressure Control will be set
automatically during the Setup Wizard
or during the Auto Calibration Travel
procedure.
Refer to table 4-7 for guidelines for manually setting
Pressure Set Point.
EPPC Saturation Time—The amount of time
the digital valve controller stays in hard cutoff before
switching to pressure control. Default is 45 seconds.
Input Characterization (1-2-2-3)
Input Characterization defines the relationship
between the travel target and ranged set point.
Ranged set point is the input to the characterization
function. If the zero power condition equals closed,
then a set point of 0% corresponds to a ranged input
of 0%. If the zero power condition equals open, a set
point of 0% corresponds to a ranged input of 100%.
Travel target is the output from the characterization
function.
4

DVC6000 SIS
September 2013
4-12
To select an input characterization, select Input
Characterization from the Response Control menu.
You can select from the three fixed input
characteristics shown in figure 4-1 or you can select a
custom characteristic. Figure 4-1 shows the
relationship between the travel target and ranged set
point for the fixed input characteristics, assuming the
Zero Power Condition is configured as closed.
You can specify 21 points on a custom characteristic
curve. Each point defines a travel target, in % of
ranged travel, for a corresponding set point, in % of
ranged set point. Set point values range from −6.25%
to 106.25%. Before modification, the custom
characteristic is linear.
Custom Characterization Table (1-2-2-4)
To define a custom input characteristic select Custom
Characterization Table from the Response Control
menu. Select the point you wish to define (1 to 21),
then enter the desired set point value. Press Enter
then enter the desired travel target for the
corresponding set point. When finished, select point 0
to return to the Response Control menu.
With input characterization you can modify the overall
characteristic of the valve and instrument combination.
Selecting an equal percentage, quick opening, or
custom (other than the default of linear) input
characteristic modifies the overall valve and
instrument characteristic. However, if you select the
linear input characteristic, the overall valve and
instrument characteristic is the characteristic of the
valve, which is determined by the valve trim (i.e., the
plug or cage).
Dynamic Response (1-2-2-5)
SP Rate Open (Minimum Opening Time in
firmware 3−6)—Maximum rate (% of valve travel per
second) at which the digital valve controller will move
to the open position regardless of the rate of input
current change. A value of 0 will deactivate this
feature and allow the valve to stroke open as fast as
possible. In firmware 10 and below this parameter
should be set to 0.
SP Rate Close (Minimum Closing Time in
firmware 3−6)—Maximum rate (% of valve travel per
second) at which the digital valve controller will move
to the close position regardless of the rate of input
current change. A value of 0 will deactivate this
feature and allow the valve to stroke close as fast as
possible. In firmware 10 and below this parameter
should be set to 0.
Travel Target, %
Ranged Set Point, %
−25 0 125100
−25 0 125100
−25 0 125100
Input Characteristic = Linear
Input Characteristic = Equal Percentage
Input Characteristic = Quick Opening
100
0
−25
125
Travel Target, %
100
0
−25
125
Ranged Set Point, %
Travel Target, %
100
0
−25
125
Ranged Set Point, %
A6535-1/IL
Figure 4-1. Travel Target Versus Ranged Set Point, for Various
Input Characteristics (Zero Power Condition = Closed)
4

Detailed Setup
September 2013 4-13
Note
Lag Time is available in firmware 7, 9,
10, and 11.
Lag Time—Slows the response of the digital
valve controller. A value ranging from 0.2 to 10.0 can
be used for noisy or fast processes to improve closed
loop process control. Entering a value of 0.0 will
deactivate the lag filter. In firmware 7, 9, and 10 this
parameter should be set to 0.
Alert Setup (1-2-3)
The following menus are available for configuring
alerts and shutdowns. Items on the menus may be
changed with the instrument In Service. Protection
does not need to be removed (no need to set to
None). Alerts are not processed when a diagnostic is
in progress. Select Configure, Detailed Setup, and
Alert Setup. Follow the prompts on the Field
Communicator display to configure the following
Alerts: Electronic Alerts, Sensor Alerts, Environment
Alerts, Travel Alerts, Travel History Alerts, SIS Alerts,
and Alert Record.
Note
The Alerts section covers alerts and
shutdowns. An alert, if enabled, can
provide information on operation and
performance issues. A shutdown, if
enabled, and upon the occurrence of
the associated failure alert, will cause
the instrument air output to go to the
Zero Power Condition as per figure
4-6. It will remain latched in that
condition until power to the
instrument is cycled and the failure
alert has cleared. While in shutdown
condition the instrument will remain
powered up and able to communicate
via HART.
Electronics Alerts (1-2-3-1)
Drive Current Shutdown— Describes the
status of I/P current; should the current fail, the digital
valve controller will drive the output to its safe
condition. Drive Current Shutdown is part of “Self Test
shutdown”. Default is not enabled.
Drive Signal Alert (1-2-3-1-2)
Drive Signal Alert checks the drive signal and
calibrated travel. If one of the following conditions
exists for more than 20 seconds, the Drive Signal Alert
is set.
For the case where Zero Power Condition is defined
as closed:
Drive Signal < 10% and Calibrated Travel > 3%
Drive Signal > 90% and Calibrated Travel < 97%
For the case where Zero Power Condition is defined
as open:
Drive Signal < 10% and Calibrated Travel < 97%
Drive Signal > 90% and Calibrated Travel > 3%
Drive Signal Alert Enable—Yes or No. Drive
Signal Alert Enable activates checking of the
relationship between the Drive Signal and the
calibrated travel.
Drive Signal—Shows the value of the instrument
drive signal in % (percent) of maximum drive.
Processor Impaired Alerts (1-2-3-1-3)
Offline/Failed Alert Enable—If enabled, set when
the device is in a failed state and not controlling the
input.
Low Power Write Alert Enable—When enabled,
an alert is generated if a write to the instrument is
attempted and fails when the loop current is less than
3.5 mA.
Non-Critical NVM Alert Enable—When enabled,
an alert is generated whenever there is a failure
associated with non-critical NVM (non-volatile
memory). Default is not enabled.
Critical NVM Shutdown—When enabled, the
instrument shuts down whenever there is a failure
associated with critical NVM (non-volatile memory).
Default is not enabled.
Flash ROM Shutdown—When enabled, the
instrument shuts down whenever there is a failure
associated with flash ROM (read only memory).
Default is not enabled.
No Free Time Shutdown—When enabled, the
instrument shuts down whenever there is a failure
associated with No Free Time. Default is not enabled.
4

DVC6000 SIS
September 2013
4-14
Reference Voltage Shutdown—When enabled,
the instrument shuts down whenever there is a failure
associated with the internal voltage reference. Default
is not enabled.
Sensor Alerts (1-2-3-2)
Travel Sensor Shutdown—When enabled, the
instrument shuts down whenever there is a failure
associated with the travel sensor. Default is not
enabled.
Temp Sensor Shutdown—When enabled, the
instrument shuts down whenever there is a failure
associated with the temperature sensor. Default is not
enabled.
Pressure Sensor Shutdown—When enabled,
the instrument shuts down whenever there is a failure
associated with the pressure sensor. Default is not
enabled.
Environment Alerts (1-2-3-3)
Auxiliary Terminal Alert (1-2-3-3-1)
Auxiliary Terminal Alert Enable—Yes or No.
When enabled, the auxiliary terminal acts as an alert
activation.
Auxiliary Input—The auxiliary input of the digital
valve controller can be configured to be used in
different ways. The default configuration allows a
pre-configured partial stroke test to be initiated by
shorting the aux terminals together, such as with the
use of an appropriately connected local pushbutton
switch. It can also be configured to enable an alert that
will be generated when a switch connected to the Aux
terminals is either “open” or “closed”. The third
configuration option is for the Aux terminals to be used
with the LCP100. In this configuration, the partial
stroke test is initiated using the LCP100, and the Aux
Input alert is not available.
Auxiliary Terminal Action— Can be Disabled,
Alert on Open or Close Contact, SIS Local Control
Panel or Push Button Partial Stroke Test. If the
LCP100 is not selected, the default is Partial Stroke
Test. If the LCP100 is selected during Setup Wizard or
enabled in Detailed Setup as Auxiliary Terminal Action
− SIS Local Control Panel, the following parameters
will be automatically set under Travel Alerts:
Hi Hi / Lo Lo Enable − YES
Lo Lo Point (%) − 1
Hi Hi Point (%) − 99
DVC Power Up − Manual Reset
Supply Pressure Lo Alert (1-2-3-3-2)
Supply Pressure Lo Alert Enable—When
enabled, the instrument sends an alert when the
supply pressure falls below the supply pressure alert
point.
Supply—Displays the instrument supply pressure
in psi, bar, kPa, or kg/cm2.
Supply Pressure Lo Alert Point— When the
supply pressure falls below the supply pressure alert
point, the supply pressure alert is active. To disable
the supply pressure alert, set Supply Press Alert Point
to zero.
Loop Current Validation Enable—When
enabled, the instrument shuts down whenever there is
a failure associated with the measured loop current
being out-of-range.
Travel Alerts (1-2-3-4)
Travel—Travel displays the actual position of the
valve in percent (%) of calibrated travel.
Set Point—Travel Set Point is the input to the
characterization function.
Travel Alert DB—Travel Alert Deadband is the
travel, in percent (%) of ranged travel, required to
clear a travel alert, once it has been set. The
deadband applies to both Travel Alert Hi/Lo and Travel
Alert Hi Hi/Lo Lo. See figure 4-2.
Travel Deviation Alert (1-2-3-4-4)
If the difference between the travel target and the
actual target exceeds the Travel Deviation Alert Point
for more than the Travel Deviation Time, the Travel
Deviation Alert is set. It remains set until the difference
between the travel target and the actual travel is less
than the Travel Deviation Alert Point minus the Travel
Alert Deadband.
Travel Deviation Alert Enable—Select Yes or No.
When enabled, checks the difference between the
travel target and the actual travel.
Travel Deviation Alert Point—The alert point for
the difference, expressed in percent (%), between the
travel target and the actual travel. When the difference
exceeds the alert point for more than the Travel
Deviation Time, the Travel Deviation Alert is set.
Default value is 5%.
Travel Deviation Time—The time, in seconds,
that the travel deviation must exceed the Travel
Deviation Alert Point before the alert is set. Default
value is 10 seconds.
4

Detailed Setup
September 2013 4-15
ALERT IS CLEARED
ALERT IS SET
TRAVEL ALERT
HIGH POINT
TRAVEL ALERT
DEADBAND
A6532/IL Figure 4-2. Travel Alert Deadband
Travel Limit Alerts (1-2-3-4-5)
Travel Alert Hi Hi is set if the ranged travel rises above
the alert high point. Once the alert is set, the ranged
travel must fall below the alert high high point by the
Travel Alert Deadband before the alert is cleared. See
figure 4-2.
Travel Alert Lo Lo is set if the ranged travel falls below
the alert low low point. Once the alert is set, the
ranged travel must rise above the alert low low point
by the Travel Alert Deadband before the alert is
cleared.
Travel Alert Hi Hi Enable—Yes or No. Activates
checking of the ranged travel against the Travel Alert
High-High points.
Travel Alert Lo Lo Enable—Yes or No. Activates
checking of the ranged travel against the Travel Alert
Low-Low points.
Travel Alert Hi Hi Point—The value of the travel,
in percent (%) of ranged travel, which, when
exceeded, sets the Travel Alert Hi Hi alert. When used
with the LCP100 local control panel this value is
defaulted to 99% (< 99% travel, flashing light, > 99%
travel, solid lights).
Travel Alert Lo Lo Point—The value of the travel,
in percent (%) of ranged travel, which, when
exceeded, sets the Travel Alert Lo Lo alert. When
used with the LCP100 local control panel the value is
set to 1%.
Travel Limit Hi/Lo Alerts (1-2-3-4-6)
Travel Alert Hi is set if the ranged travel rises above
the alert high point. Once the alert is set, the ranged
travel must fall below the alert high point by the Travel
Alert Deadband before the alert is cleared. See figure
4-2.
Travel Alert Lo is set if the ranged travel falls below
the alert low point. Once the alert is set, the ranged
Deadband Reference
Deadband (+/− 5%)
Deadband exceeded, and direction
changed, new Reference Point
established
Point
Point at which
cycle is counted.
A6533-1/IL
Figure 4-3. Cycle Counter Deadband (set at 10%)
travel must rise above the alert low point by the Travel
Alert Deadband before the alert is cleared.
Travel Alert Hi Enable—Yes or No. Activates
checking of the ranged travel against the Travel Alert
High Point.
Travel Alert Lo Enable—Yes or No. Activates
checking of the ranged travel against the Travel Alert
Lo Point.
Travel Alert Hi Point—The value of the travel, in
percent (%) of ranged travel, which, when exceeded,
sets the Travel Alert High alert.
Travel Alert Lo Point—The value of the travel, in
percent (%) of ranged travel, which, when exceeded,
sets the Travel Alert Low alert.
Travel Limit/Cutoff Alerts (1-2-3-4-7)
Travel Limit/Cutoff Hi Enable—Yes or No.
Activates the Travel Limit/Cutoff Hi alert.
Travel Limit/Cutoff Lo Enable—Yes or No.
Activates the Travel Limit/Cutoff Lo alert.
Cutoff Hi—Defines the high cutoff point for the
travel in percent (%) of pre-characterized set point.
Cutoff Lo—Defines the low cutoff point for the
travel in percent (%)of pre-characterized set point.
Change Cutoffs—Allows you to set Cutoff Hi and
Cutoff Lo. When a cutoff is set the corresponding
travel or pressure limit is disabled.
Travel History Alerts
Cycle Counter (1-2-3-5-1)
Cycle Count Alert Enable—Yes or No. Activates
checking of the difference between the Cycle Counter
4

DVC6000 SIS
September 2013
4-16
Deadband Reference
Deadband (+/− 5%)
Deadband exceeded,
new Reference Point
established
Point
This amount of change is
added to the Travel
Accumulator.
A6534/IL
Figure 4-4. Travel Accumulator Deadband (set at 10%)
and the Cycle Counter Alert point. The Cycle Counter
Alert is set when the value exceeds the Cycle Counter
Alert point. It is cleared after you reset the Cycle
Counter to a value less than the alert point.
Cycle Counter—Records the number of times the
travel changes direction. The change in direction must
occur after the deadband has been exceeded before it
can be counted as a cycle. See figure 4-3. You can
reset the Cycle Counter by configuring it as zero.
Cycle Count Alert Point—The value of the Cycle
Counter, in cycles, which, when exceeded, sets the
Cycle Counter Alert.
Cycle Count/Travel Accumulator Deadband
(1-2-3-5-2)
Deadband
Cycle Counter Deadband is the area around the travel
reference point, in percent (%) of ranged travel, that
was established at the last increment of the Cycle
Counter. This area must be exceeded before a change
in travel direction can be counted as a cycle. See
figure 4-3.
Travel Accumulator Deadband is the area around the
travel reference point, in percent (%) of ranged travel,
that was established at the last increment of the
accumulator. This area must be exceeded before a
change in travel can be accumulated. See figure 4-4.
Travel Accumulator (1-2-3-5-3)
Travel Accumulator Alert Enable—Yes or No.
Activates checking of the difference between the
Travel Accumulator value and the Travel Accumulator
Alert Point. The Travel Accumulation Alert is set when
the Travel Accumulator value exceeds the Travel
Accumulator Alert Point. It is cleared after you reset
the Travel Accumulation to a value less than the alert
point.
Travel Accumulator—Records the total change in
travel, in percent (%) of ranged travel, since the
accumulator was last cleared. The value of the Travel
Accumulator increments when the magnitude of the
change exceeds the Travel Accumulator Deadband.
See figure 4-4. You can reset the Travel Accumulator
by configuring it to zero.
Travel Accumulator Alert Point—The value of the
Travel Accumulator, in percent (%) of ranged travel,
which, when exceeded, sets the Travel Accumulator
Alert.
SIS Alerts (1-2-3-6)
PST Pressure Limit—Partial Stroke Pressure
Limit defines the output pressure that will cause the
partial stroke test to stop. For actuators that vent from
the test starting point, the pressure limit will be a
minimum value. For actuators that fill from the test
starting point, the pressure will be a maximum value.
Pressure Deviation Alert Enable—Yes or No.
This alert notifies a monitoring system when a
deviation in the actuator pressure has occurred. This
is used when the instrument is controlling via pressure
(Pressure Control Mode is enabled) to the actuator
(rather than valve position) to prevent saturation of the
pneumatic output. When enabled, this alert checks the
difference between the target pressure and the actual
pressure. If the difference exceeds the Pressure
Deviation Alert Point for more than the pressure
deviation time, the Pressure Deviation Alert is set. It
remains set until the difference between the target
pressure and the actual pressure is less than the
Pressure Deviation Alert Point. The pressure deviation
alert point and deviation alert time are configurable
and can be disabled altogether.
Pressure Deviation Alert Point—The alert point
for the difference between the pressure target and the
actual pressure. When the difference exceeds the
alert point for more than the Pressure Deviation Time,
the Pressure Deviation Alert is set. After completion of
the Setup Wizard or Auto Travel calibration a default
value of 2 psi is set. This will generate an alert when
the actuator pressure is not within $2 psi of the target
pressure.
Pressure Deviation Time—The time, in
seconds, that the pressure deviation must exceed the
Pressure Deviation Alert Point before the alert is set.
The Pressure Deviation Time is set to 30 seconds by
default.
4

Detailed Setup
September 2013 4-17
Alert Record (1-2-3-7)
To be recorded, an alert must both be enabled for
reporting, and the group in which it resides must be
enabled for recording. Table 4-8 lists the alerts
included in each of the groups. When any alert from
an enabled group becomes active, active alerts in all
enabled groups are stored.
Alert Record Has Entries Enable—Yes or No.
When enabled indicates when an alert has been
recorded.
Alert Record Full Enable—Yes or No. When
enabled indicates when the Alert Event Record is full.
View Alert Records—Displays all recorded
alerts and the date and time the alerts were recorded.
Clear ALL Records—Clears the alert record. To
clear the alert record, all alerts in enabled groups must
be inactive.
Alert Groups (1-2-3-7-5)
Failure Group Enable—Permits enabling the
Failure Alert group. Table 4-8 lists the alerts included
in each of the groups.
Valve Group Enable—Permits enabling the Valve
Alert group. Table 4-8 lists the alerts included in each
of the groups.
Miscellaneous Group Enable—Permits enabling
the Miscellaneous Alert group. Table 4-8 lists the
alerts included in each of the groups.
Status (1-2-4)
Select Configure, Detailed Setup, and Status. Follow
the prompts on the Field Communicator display to
configure the following parameters: Instrument Time,
Calibration and Diagnostics, Operational, and
Integrator.
Instrument Time (1-2-4-1)
Inst Time Invalid Enable—Yes or No. When
enabled indicates when the Instrument Time Invalid
alert is active.
Instrument Date and Time—Permits setting the
instrument clock. When alerts are stored in the alert
record, the date and time (obtained from the
instrument clock) that they were stored is also stored
in the record. The instrument clock uses a 24-hour
format.
Table 4-8. Alerts Included in Alert Groups for Alert Record
Alert Group Alerts Include in Group
Valve Alerts
Travel Lo Alert
Travel Hi Alert
Travel Lo Lo Alert
Travel Hi Hi Alert
Travel Deviation Alert
Drive Signal Alert
Failure Alerts
Flash ROM Fail
No Free Time
Reference Voltage Fail
Drive Current Fail
Critical NVM Fail
Temperature Sensor Fail
Pressure Sensor Fail
Travel Sensor Fail
Miscellaneous Alerts Auxiliary input
Calibrations & Diagnostics (1-2-4-2)
Calibration in Progress Enable—Yes or No.
When enabled indicates that calibration is in progress.
AutoCal in Progress Enable—Yes or No. When
enabled indicates that auto calibration is in progress.
Diagnostic in Progress Enable—Yes or No.
When enabled indicates that a diagnostic test is in
progress.
Diagnostic Data Avail Enable—Yes or No. When
enabled indicates when there is diagnostic data
available.
Operational (1-2-4-3)
Pressure Control Active Enable—Yes or No.
When enabled indicates when Pressure Control is
active.
Multi-Drop Enable—Yes or No. When enabled
indicates the digital valve controller is operating in a
multi-drop loop.
Integrator Saturation (1-2-4-4)
Integrator Sat Hi Enable—Yes or No. When
enabled indicates when the Integrator Saturated High
alert is active.
Integrator Sat Lo Enab—Yes or No. When
enabled indicates when the Integrator Saturated Lo
alert is active.
Integral Limit—The Integral Limit provides an
upper limit to the integrator output. The high limit is
configurable from 0 to 100% of the I/P drive signal.
Integ Dead Zone—A window around the Primary
Setpoint in which integral action is disabled. This
feature is used to eliminate friction induced limit cycles
around the Primary Setpoint when the integrator is
4

DVC6000 SIS
September 2013
4-18
active. The Dead Zone is configurable from 0% to 2%,
corresponding to a symmetric window from 0% to
+/−2% around the Primary Setpoint. Default value is
0.25%.
Instrument (1-2-5)
Select Configure, Detailed Setup, and Instrument.
Follow the prompts on the Field Communicator display
to configure the following Instrument parameters:
General, Units, Analog Input Range, Relay Type, Zero
Power Condition, Maximum Supply Pressure, Auxiliary
Terminal Action, Instrument Date and Time, and Calib
Status and Type.
General (1-2-5-1)
HART Tag—Enter an up to 8 character HART
tag for the instrument. The HART tag is the easiest
way to distinguish between instruments in a
multi-instrument environment. Use the HART tag to
label instruments electronically according to the
requirements of your application. The tag you assign is
automatically displayed when the Field Communicator
establishes contact with the digital valve controller at
power-up.
Message—Enter any message with up to 32
characters. Message provides the most specific
user-defined means for identifying individual
instruments in multi-instrument environments.
Descriptor—Enter a descriptor for the application
with up to 16 characters. The descriptor provides a
longer user-defined electronic label to assist with more
specific instrument identification than is available with
the HART tag.
Date—Enter a date with the format MM/DD/YY.
Date is a user-defined variable that provides a place to
save the date of the last revision of configuration or
calibration information.
Valve Serial Number—Enter the serial number
for the valve in the application with up to 12
characters.
Instrument Serial Number—Enter the serial
number on the instrument nameplate, up to 12
characters.
Polling Address—If the digital valve controller is
used in point-to-point operation, the Polling Address is
0. When several devices are connected in the same
loop, such as for split ranging, each device must be
assigned a unique polling address. The Polling
Address is set to a value between 0 and 15. To
change the polling address the instrument must be
Out Of Service.
TRAVEL
RANGE
HIGH
TRAVEL
RANGE
LOW
THE SHAPE OF
THESE LINES DEPENDS ON
THE INPUT CHARACTERISTICS
LINEAR CHARACTERISTIC SHOWN
INPUT RANGE
LOW INPUT RANGE
HIGH
ANALOG INPUT
mA OR % OF 4-20 mA
CALIBRATED TRAVEL, %
A6531-1 / IL
Figure 4-5. Calibrated Travel to Analog Input Relationship
ZPC = CLOSED
ZPC = OPEN
NOTE:
ZPC = ZERO POWER CONDITION
For the Field Communicator to be able to
communicate with a device whose polling address is
not 0, it must be configured to automatically search for
all or specific connected devices.
Units (1-2-5-2)
Pressure Units—Defines the output and supply
pressure units in either psi, bar, kPa, or kg/cm2.
Temperature Units—Degrees Fahrenheit or
Celsius. The temperature measured is from a sensor
mounted on the digital valve controller’s printed wiring
board.
Analog In Units—Permits defining the Analog
Input Units in mA or percent of 4-20 mA range. Only
for instruments in a 4-20 or 0-20 mA installation
(point-to-point operation).
Analog Input Range (1-2-5-3)
Input Range Hi—Permits setting the Input Range
High value. Input Range High should correspond to
Travel Range High, if the Zero Power Condition is
configured as closed. If the Zero Power Condition is
configured as open, Input Range High corresponds to
Travel Range Low. See figure 4-5.
Input Range Lo—Permits setting the Input Range
Low value. Input Range Low should correspond to
Travel Range Low, if the Zero Power Condition is
configured as closed. If the Zero Power Condition is
configured as open, Input Range Low corresponds to
Travel Range High. See figure 4-5.
4

Detailed Setup
September 2013 4-19
A
B
Single-Acting Direct (Relay C) Instrument goes to zero air out-
put at port A. Failure direction per
actuator fail mode.
Single-Acting Reverse (Relay B) Failure direction per
actuator fail mode.
Double-Acting (Relay A) Failure direction cannot
be determined.
LOSS OF POWER LOSS OF
PNEUMATIC SUPPLY
Instrument goes to full supply
air output at port B.
Instrument goes to full supply
air output at port B. A goes to
zero air output.
RELAY TYPE
Figure 4-6. Zero Power Condition
Relay Type —There are three basic categories
of relays that result in various combinations from
which to select.
Relay Type: The relay type is printed on the label
affixed to the relay body.
A = double-acting or single-acting
B = single-acting, reverse
C= single-acting, direct
Special App: This is used only in single-acting
applications where the “unused” output port is
configured to read the pressure downstream of a
solenoid valve. See page 2-21 for additional
information.
Lo Bleed: The label affixed to the relay body
indicates it is a low bleed version (default for SIS tier).
Zero Power Condition (Zero Control Signal in
firmware 3−6)—The position of the valve (open or
closed) when the electrical power to the instrument is
removed. Zero Power Condition (ZPC) is determined
by relay and actuator action, as shown in figure 4-6.
Maximum Supply Pressure—Enter the
maximum supply pressure in psi, bar, kPa, or kg/cm2,
depending on what was selected for pressure units.
Auxiliary Terminal Action—Selections are
Disabled, Alert on Open or Close Contact, SIS Local
Control Panel or Push Button Partial Stroke Test. If
the LCP100 is not selected, the default is Partial
Stroke Test. If the LCP100 is selected during Setup
Wizard or enabled in Detailed Setup as Auxiliary
Terminal Action − SIS Local Control Panel, the
following parameters will be automatically set under
Travel Alerts:
Hi Hi / Lo Lo Enable − YES
Lo Lo Point (%) − 1
Hi Hi Point (%) − 99
DVC Power Up − Manual Reset
Instrument Date and Time—A user-defined
variable that provides a place to save the date of the
last revision of configuration or calibration information.
Calibration Status and Type (1-2-5-9)
Last AutoCal Status—Indicates the status of the
last instrument calibration.
Last Calibration Type—Indicates the type of the
last instrument calibration.
Valve & Actuator (1-2-6)
Select Configure, Detailed Setup, and Valve &
Actuator. Follow the prompts on the Field
Communicator display to configure the following
instrument parameters: Manufacturer, Valve Serial
Number, Valve Style, Actuator Style, Travel Sensor
Motion, View/Edit Feedback Connection, and
Assembly Specification Sheet.
Manufacturer—Enter the manufacturer of the
actuator on which the instrument is mounted. If the
actuator manufacturer is not listed, select Other.
Valve Serial Number—Enter the serial number
for the valve in the application with up to 12
characters.
Valve Style—Enter the valve style, rotary or
sliding-stem.
Actuator Style—Enter the actuator style, spring
and diaphragm, piston double-acting without spring,
piston single-acting with spring, or piston double-acting
with spring.
Travel Sensor Motion—Select Clockwise, or
Counterclockwise. Travel Sensor Motion establishes
the proper travel sensor rotation. Determine the
4

DVC6000 SIS
September 2013
4-20
Figure 4-7. Feedback Connection for Typical Sliding-Stem
Actuator (Up to 4 inch Travel)
ACTUATOR
STEM TRAVEL SENSOR SHAFT
FEEDBACK ARM
CONNECTOR ARM
ADJUSTMENT ARM
rotation by viewing the end of the travel sensor shaft
from the perspective of the actuator.
For instruments with Relay A and C: If increasing
air pressure at output A causes the shaft to turn
clockwise, enter Clockwise. If it causes the shaft to
turn counterclockwise, enter Counterclockwise.
For instruments with Relay B: If increasing air
pressure at output B causes the shaft to turn
counterclockwise, enter Clockwise. If it causes the
shaft to turn clockwise, enter Counterclockwise.
View/Edit Feedback Connection—Select
Rotary All, SStem - Roller or SStem - Standard. For
rotary valves, enter Rotary - All, SStem - Roller.
For sliding-stem valves, if the feedback linkage
consists of a connector arm, adjustment arm, and
feedback arm (similar to figure 4-7), enter SStem -
Standard. If the feedback linkage consists of a roller
that follows a cam (similar to figure 4-8), enter Rotary
All, SStem - Roller.
Assembly Specification Sheet—Allows you to
view and edit the Specification Sheet used by
ValveLink software.
SIS/Partial Stroke (1-2-7)
PST Enable—Yes or No. Enables or disables
the Partial Stroke Test.
Figure 4-8. Feedback Connection for Typical Long-Stroke
Sliding-Stem Actuator (4 to 24 Inches Travel)
CAM
ROLLER
29B1665-A / DOC
STEM
CONNECTOR
PST Enable—Checks the instrument for proper
configuration for the Partial Stroke Test to run. If the
configuration is not correct, you are given the
opportunity to correct it. Once the configuration is
correct the Partial Stroke test is enabled.
View/Edit PST Variables—Follow the prompts
on the Field Communicator display to enter or view
information for following PST Variables: Max Travel
Movement, Stroke Speed,Pause Time, PST Press
Limit, PST Mode Enable, Pressure Set Point, and End
Pt Control Enable. For more information on the partial
stroke test see Partial Stroke Test in Section 6.
Max Travel Movement—Defines the maximum
displacement of partial stroke test signal from the
travel stop. Default value is 10%. It may be set to a
value between 1 and 30% in 0.1% increments.
Note
The Max Travel Movement is the
percentage of total span that the valve
moves away from its operating state
towards its fail state during a Partial
Stroke Test.
Stroke Speed—The stroke speed can be set for
1%/second, 0.5%/second, 0.25%/second,
0.12%/second, or 0.06%/second. The default value for
Partial Stroke Speed is 0.25%/second. For large size
actuators set the stroke speed to 0.06%/second.
4

Detailed Setup
September 2013 4-21
ACTUAL TRACE FROM TEST (TYPICAL)
ACTUAL TRACE FROM TEST (TYPICAL)
ACTUAL TRACE FROM TEST (TYPICAL)
Figure 4-9. Time Series Plots of Travel Set Point, Travel, Error, and Actuator Pressure for a Typical Emergency Shutdown Valve
Pause Time—Setup Wizard sets the Partial Stroke
Pause Time to 5 seconds. This is the pause time
between the up and down strokes of the test. It can be
set for 5, 10, 15, 20 or 30 seconds.
PST Press Limit (single-acting actuators)—During
Setup Wizard or Auto Travel Calibration, the Partial
Stroke Pressure Limit will be set to a positive value for
single-acting actuators. For those actuators that vent
from the test starting point, the pressure limit will be a
minimum value. For those actuators that fill from the
test starting point, the pressure limit will be a
maximum value. The pressure signal used for this
threshold depends on relay type and is summarized
below.
Relay Type Pressure Signal
A or C Port A − Port B
B Port B − Port A
B Special App. Port B
C Special App. Port A
PST Press Limit (double-acting actuators)— During
Setup Wizard or Auto Travel Calibration, the PST
Press Limit will be set to a negative value for actuators
where the Partial Stroke Start Point is opposite of the
Zero Power Condition (e.g., Partial Stroke Start Point
= Open and Zero Power Condition = Closed) and to a
positive valve for actuators where the Partial Stroke
Start Point is the same as the Zero Power Condition.
4

DVC6000 SIS
September 2013
4-22
Manual SIS / Partial Stroke Parameter
Configuration
Note
In order to manually set the partial
stroke pressure limit with the correct
value, you must be able to run a valve
signature test using ValveLink
software (see figure 4-9). It is then
possible to set the partial stroke
pressure limit with the Field
Communicator, using the information
generated by the valve signature test.
Thresholds for detecting a stuck valve are
automatically configured when Setup Wizard or Partial
Stroke Calibration routines are run. However
thresholds can also be configured manually. To
manually configure thresholds, disable the travel
deviation alert by setting Travel Dev Alert Pt to 125%
(1-2-3-4-4-2). Also disable end point pressure control
(1-2-2-2-2-1) and disable the partial stroke pressure
limit (1-2-7-2) by setting the values shown in table 4-9.
Run the partial stroke test using the Field
Communicator. Once the test is completed, download
the partial stroke test results using ValveLink software.
On the partial stroke graph page, select the
Tvl(%)/Time radio button to plot travel set point and
travel time series traces. The Travel Deviation Alert
Point should be set at least 1.5 times the maximum
deviation obtained from the time series plot. Maximum
Travel Movement should be set at least 5% above the
Travel Deviation Alert Point.
Table 4-9. Values for Disabling Partial Stroke Pressure Limit
Actuator
Type Relay Type Zero
Power
Condition
Partial
Stroke
Start Point
Partial
Stroke
Pressure
Limit
(Disabled)
Single-
Acting
A or C
Closed Open 0.0
Closed Psupply
Open Open Psupply
Closed 0.0
B
Closed Open Psupply
Closed 0.0
Open Open 0.0
Closed Psupply
Double-
Acting A
Closed Open −Psupply
Closed Psupply
Open Open Psupply
Closed −Psupply
On the partial stroke graph page, select the
Press/Time radio button to plot the pressure trace. If
the actuator pressure starts high and moves low, find
the minimum actuator pressure. If the actuator
pressure starts low and moves high, find the maximum
actuator pressure. Use table 4-10 to estimate the
partial stroke pressure limit.
In the example shown in the middle graph of figure
4-9, the maximum travel deviation between travel set
point and travel is approximately 4%. Travel Deviation
Alert Point should be set to 1.5 x 4% = 6%. Max
Travel Movement should be set at 6% + 5% = 11%.
In the bottom graph of figure 4-9, with a single-acting
piston actuator, fail closed, Relay A, and supply
pressure at 52 psig (read from instrument gauge),
Partial Stroke Pressure Limit is the minimum actuator
pressure attained during the test, i.e., 24 psig. Set the
Partial Stroke Pressure Limit to 0.5 * Pmin = 12 psig.
The default value is 0.
For double-acting valves, the differential pressure is
used.
View/Edit Auto Test Interval
An interval of time (in days) between partial stroke
tests that are automatically run by the digital valve
controller, subject to the device being powered up. A
value of 0 disables this feature.
Device Power Up
Defines the power up behavior of the DVC6000 SIS.
Auto Reset allows the valve to track the command
signal when power is applied to the device. Manual
Reset will lock the device in its safety position until the
digital valve controller is reset.
If Manual Reset is selected, its state can be
determined from the status monitor by monitoring the
Locked In Safety Position alert.
When Auxiliary Terminal Action is set to SIS Local
Control Panel (LP100), Device Power Up is set to
Manual Reset and cannot be changed to Auto Reset.
The reset signal depends on how the aux terminals
are configured. If configured for SIS Local Control
Panel, the digital valve controller can be reset by
pressing the button next to the green light on the
LCP100. If configured as Push Button Partial Stroke,
the digital valve controller can be reset by shorting the
aux terminals for more than 3 seconds but less than
10 seconds. The device cannot be reset from the aux
terminals if they are configured otherwise.
Action on Failed Test
Displays the action taken by the instrument if a
communication timeout occurs. Values are Ramp
Back or Step Back.
4

Detailed Setup
September 2013 4-23
Table 4-10. Estimates for Partial Stroke Pressure Limits
Actuator Style Relay Type Zero Power
Condition PST Starting Point Partial Stroke Pressure Limit
Spring and
Diaphragm
A or C
Closed Open Pmin − 0.25 * (Bench Set High − Bench Set Low)
Closed Pmax + 0.25 * (Bench Set High − Bench Set Low)
Open Open Pmax + 0.25 * (Bench Set High − Bench Set Low)
Closed Pmin − 0.25 * (Bench Set High − Bench Set Low)
B
Closed Open Pmax + 0.25 * (Bench Set High − Bench Set Low)
Closed Pmin − 0.25 * (Bench Set High − Bench Set Low)
Open Open Pmin − 0.25 * (Bench Set High − Bench Set Low)
Closed Pmax + 0.25 * (Bench Set High − Bench Set Low)
Single-Acting Piston
A or C
Closed Open 0.5 * Pmin
Closed Pmax + 0.5 * (Psupply − Pmax)
Open Open Pmax + 0.5 * (Psupply − Pmax)
Closed 0.5 * Pmin
B
Closed Open Pmax + 0.5 * (Psupply − Pmax)
Closed 0.5 * Pmin
Open Open 0.5 * Pmin
Closed Pmax + 0.5 * (Psupply − Pmax)
Double-Acting Piston A
Closed Open Pmin − 0.5 * (Psupply + Pmin)
Closed Pmax + 0.5 * (Psupply − Pmax)
Open Open Pmax + 0.5 * (Psupply − Pmax)
Closed Pmin − 0.5 * (Psupply + Pmin)
Valve Stuck Alert
CAUTION
If a valve stuck alert is active, there
may be potential energy stored in the
valve and actuator assembly. Sudden
release of this energy may cause the
valve to suddenly open or close,
resulting in equipment damage.
While performing the partial stroke test, even if the
valve sticks, the digital valve controller will not fully
exhaust or fill the actuator pressure in its attempt to
complete the partial stroke. Rather, the instrument will
abort the test and issue an alert. It is recommended
that the Travel Deviation alert be enabled and
configured.
The Valve Stuck alert will be generated either by the
Travel Deviation alert (the difference between
expected and actual travel exceeds the level defined
in the deviation alert), or if the actuator pressure
reaches the Partial Stroke pressure limit. If the Travel
Deviation alert is not configured, then the Partial
Stroke pressure limit will abort the test and cause the
Valve Stuck alert.
If the valve is stuck and only the Travel Deviation alert
is enabled (without specifying partial stroke pressure
limit) the Valve Stuck alert will still be generated and
the test will be aborted.
4

DVC6000 SIS
September 2013
4-24
4

Calibration
September 2013 5-1
5-5
Section 5 Calibration
Calibration Overview 5-2...................................................
Travel Calibration 5-3.......................................................
Auto Travel Calibrate 5-3....................................................
Manual Travel Calibrate 5-4..................................................
Analog Calibration Adjust
Digital Calibration Adjust
Sensor Calibration 5-6......................................................
Pressure Sensor Calibration 5-6..............................................
Output Pressure Sensor Calibration
Supply Pressure Sensor Calibration
Travel Sensor Adjust 5-7.....................................................
DVC6010 SIS, DVC6015, DVC6030 SIS, and DVC6035
DVC6020 SIS and DVC6025
Analog Input Calibration 5-10..................................................
Relay Adjust 5-10.............................................................
Double-Acting Relay 5-10.....................................................
Single-Acting Relays 5-11.....................................................
Single-Acting Direct
Single-Acting Reverse
Restore Factory Settings 5-11...............................................
PST Calibration 5-12.........................................................
5

DVC6000 SIS
September 2013
5-2
Calibration Overview
When a DVC6000 SIS digital valve controller is
ordered as part of a control valve assembly, the
factory mounts the digital valve controller on the
actuator and connects the necessary tubing, then sets
up and calibrates the controller.
For digital valve controllers that are ordered
separately, recalibration of the analog input or
pressure sensors generally is unnecessary. However,
after mounting on an actuator, perform the initial setup
(either auto or manual), then calibrate travel by
selecting Calibrate, Travel Calibration, and Auto
Calibration from the Configure menu. For more
detailed calibration information, refer to the following
calibration procedures, available from the Calibrate
menu:
Travel Calibration
Auto Calibration —This procedure automatically
calibrates the travel. The calibration procedure uses
the valve and actuator stops as the 0% and 100%
calibration points.
Manual Calibration —This procedure permits
manual calibration of the travel. This calibration
procedure allows you to determine the 0% and 100%
calibration points and obtain the optimum linearity on a
sliding-stem valve.
Sensor Calibration
Pressure Sensors—This procedure permits
calibrating the three pressure sensors. Normally the
sensors are calibrated at the factory and should not
need calibration.
Travel Sensor—This procedure permits
calibrating the travel sensor. Normally the travel
sensor is calibrated at the factory. Calibrating the
travel sensor should only be necessary if the travel
sensor is replaced.
Analog Input—This procedure permits
calibrating the analog input sensor. Normally the
sensor is calibrated at the factory and should not need
calibration.
Note
Analog Input is only available when
the DVC6000 SIS is operating in
Point-to-Point mode with 4-20 mA or
0-20 mA current.
Relay Adjust—This procedure permits adjustment of
the pneumatic relay.
Restore Factory Settings—This procedure permits
you to restore the calibration settings back to the
factory settings.
PST Calibration—This procedure permits you to run
the PST calibration procedure.
To display the calibrate menu, from the Online menu,
select Configure and Calibrate.
Note
The Instrument Mode must be Out Of
Service and the Protection set to None
before the instrument can be calibrated.
If you are operating in burst mode, we
recommend that you disable burst before
continuing calibration. Once calibration is
complete, burst mode may then be turned
back on.
Note
In the event of a power failure the
DVC6000 SIS automatically restores
the device to In Service upon
restoration of power. This is to provide
greater availability of the safety
function.
If power is inadvertently interrupted
while performing set up or
maintenance, you may need to return
the DVC6000 SIS to out of service if
the interrupted task requires that mode
of operation.
WARNING
During calibration, the valve may
move. To avoid personal injury and
property damage caused by the
release of process fluid or pressure,
isolate the valve from the process and
equalize pressure on both sides of the
valve or bleed off the process fluid.
5

Calibration
September 2013 5-3
Travel Calibration
There are two procedures available for calibrating
travel:
Auto Calibration
Manual Calibration
Auto Calibration (1-3-1-1)
User interaction is only required with Auto Calibration
when the feedback connection is SStem - Standard
(Sliding Stem - Standard). A feedback connection of
Rotary - All, SStem - Roller (Sliding Stem - Roller)
requires no user interaction and you can start with
step 6.
For a SStem - Standard feedback connection,
interaction provides a more accurate crossover
adjustment. Setting crossover establishes the zero
degree point for the geometric correction used to
translate the rotary motion observed by the travel
sensor into the linear motion of the sliding-stem valve.
When a double-acting actuator is used, you will be
prompted to run the Relay Adjustment when Auto
Calibration is selected. Select Yes to adjust the relay.
Select No to proceed with Auto Calibration. For
additional information, refer to Relay Adjustment in this
section.
Select Auto Calibration from the Calibrate menu, then
follow the prompts on the Field Communicator display
to automatically calibrate travel.
1. Select the method of crossover adjustment:
manual, last value, or default. Manual is the
recommended choice. If you select Manual, the Field
Communicator will prompt you to adjust the crossover
in step 3.
If you select Last Value, the crossover setting
currently stored in the instrument is used and there
are no further user interactions with the
auto-calibration routine (go to step 6). Use this
selection if you cannot use manual, such as when you
cannot see the valve.
If you select Default, an approximate value for the
crossover is written to the instrument and there are no
further user interactions with the auto-calibration
routine (go to step 6). Use this selection only as a last
resort. Default assumes a midrange position on the
travel sensor as the crossover point, however, this
may not be an appropriate value to use for crossover
because of variations in mounting and travel sensor
calibration.
2. The instrument seeks the high and low drive points
and the minor loop feedback (MLFB) and output bias.
Figure 5-1. Crossover Point
ACTUATOR
STEM
FEEDBACK ARM
90_
A6536−3 / IL
No user interaction is required in this step. For a
description of these actions see step 6.
3. If you select Manual in step 1, you are asked to
select an adjustment source, either analog or digital. If
you use a current source to adjust the crossover,
select Analog and go to step 4. If you wish to adjust
the current source digitally, select Digital and go to
step 5.
Note
The analog option is not available
when the DVC6000 SIS is operated by
0-24 VDC in multi-drop mode.
4. If you selected Analog as the crossover adjustment
source, the Field Communicator prompts you to adjust
the current source until the feedback arm is 90°to the
actuator stem, as shown in figure 5-1. After you have
made the adjustment, press OK and go to step 6.
5. If you selected Digital as the crossover adjustment
source, the Field Communicator displays a menu to
allow you to adjust the crossover.
Select the direction and size of change required to set
the feedback arm so it is 90°to the actuator stem, as
shown in figure 5-1. Selecting large, medium, and
small adjustments to the crossover causes changes of
5

DVC6000 SIS
September 2013
5-4
approximately 10.0°, 1.0°, and 0.1°, respectively, to
the rotation of the feedback arm.
If another adjustment is required, repeat step 5.
Otherwise, select Done and go to step 6.
6. The remainder of the auto calibration procedure is
automatic.
During calibration, the instrument seeks the high and
low end points and the minor loop feedback (MLFB)
and output bias. By searching for the end points, the
instrument establishes the limits of physical travel, i.e.,
the actual travel 0 and 100% positions. This also
determines how far the relay beam swings to calibrate
the sensitivity of the beam position sensor.
Adjusting the minor loop feedback bias is done around
mid travel. The valve position is briefly moved back
and forth to determine the relay beam position at
quiescence. Essentially, it establishes the zero point
for the Minor Loop Feedback circuit. The back and
forth motion is performed to account for hysteresis.
Adjusting the output bias aligns the travel set point
with the actual travel by computing the drive signal
required to produce 0% error. This is done while the
valve is at 50% travel, making very small adjustments.
Calibration is complete when the “Auto Calibration has
completed” message appears.
7. Place the instrument In Service and verify that the
travel properly tracks the current source.
If the unit does not calibrate, refer to table 5-1 for error
messages and possible remedies.
Manual Calibration (1-3-1-2)
It is recommended that you adjust the relay before
manually calibrating travel. For additional information
refer to Relay Adjustment in this section.
Note
Relay Adjustment is only available for
the double-acting relay (Relay A).
Two procedures are available to manually calibrate
travel:
Analog Adjust
Digital Adjust
Table 5-1. Auto Calibrate Travel Error Messages
Error Message Possible Problem and Remedy
Input current must
exceed 3.8 mA for
calibration.
The analog input signal to the instrument
must be greater than 3.8 mA. Adjust the
current output from the control system or the
current source to provide at least 4.0 mA.
Place Out Of Service
and ensure Calibrate
Protection is disabled
before calib.
The Instrument Mode must be Out of Service
and the Protection must be None before the
instrument can be calibrated. For information
on changing instrument protection and mode,
see the beginning of this section.
Calibration Aborted.
An end point was not
reached.
The problem may be one or the other of the
following:
1. The tuning set selected is too low and the
valve does not reach an end point in the
allotted time. Press the Hot Key, select
Stabilize/Optimize then Increase Response
(selects next higher tuning set).
2. The tuning set selected is too high, valve
operation is unstable and does not stay at an
end point for the allotted time. Press the Hot
Key, select Stabilize/Optimize then Decrease
Response (selects next lower tuning set).
Invalid travel value.
Check travel sensor
and feedback arm
adjustments, and inst
supply press. Then,
repeat Auto Calib.
Prior to receiving this message, did the
instrument output go from zero to full supply?
If not, verify instrument supply pressure by
referring to the specifications in the
appropriate actuator instruction manual. If
supply pressure is correct, check instrument
pneumatic components (I/P converter and
relay).
If the instrument output did go from zero to
full supply prior to receiving this message,
then verify proper mounting by referring to the
appropriate mounting procedure in the
Installation section.
Verify travel sensor adjustment by performing
the appropriate Travel Sensor Adjust
procedure in the Calibration section.
Making the crossover adjustment with the
valve positioned at either end of its travel will
also cause this message to appear.
Analog Calibration Adjust
Note
Analog Calibration Adjust is only
available in 4-20 mA or 0-20 mA
systems (point-to-point operation).
From the Calibrate menu, select Manual Calibration
and Analog Adjust. Connect a variable current source
to the instrument LOOP + and LOOP − terminals. The
current source should be capable of generating 4-20
mA. Follow the prompts on the Field Communicator
display to calibrate the instrument’s travel in percent.
5

Calibration
September 2013 5-5
Note
0% Travel = Valve Closed
100% Travel = Valve Open
1. Adjust the input current until the valve is near
mid-travel. Press OK.
2. If the feedback connection is Rotary - All, SStem -
Roller, go to step 6. If the feedback connection is
SStem - Standard, you are prompted to set the
crossover point. Adjust the current source until the
feedback arm is 90°to the actuator stem, as shown in
figure 5-1. Then press OK.
Note
In steps 3 through 7, the accuracy of
the current source adjustment affects
the position accuracy.
3. Adjust the current source until the valve is at 0%
travel, then press OK.
4. Adjust the current source until the valve is at 100%
travel, then press OK.
5. Adjust the current source until the valve is at 50%
travel, then press OK.
6. Adjust the current source until the valve is at 0%
travel, then press OK.
7. Adjust the current source until the valve is at 100%
travel, then press OK.
8. Adjust the current source until the valve is near 5%
travel, then press OK.
9. Adjust the current source until the valve is near
95% travel, then press OK.
10. Place the instrument In Service and verify that the
travel properly tracks the current source.
Digital Calibration Adjust
From the Calibrate menu, select Manual Calibration
and Digital Adjust. Connect a variable current source
to the instrument LOOP + and LOOP − terminals. The
current source should be set between 4 and 20 mA.
Follow the prompts on the Field Communicator display
to calibrate the instrument’s travel in percent.
Note
0% Travel = Valve Closed
100% Travel = Valve Open
1. Adjust the input current until the valve is near
mid-travel. Press OK.
2. From the adjustment menu, select the direction and
size of change required to adjust the output until the
valve is near mid-travel. Selecting large, medium, and
small adjustments causes changes of approximately
10.0°, 1.0°, and 0.1°, respectively, to the feedback
arm rotation.
If another adjustment is required, repeat step 2.
Otherwise, select Done and go to step 3.
3. If the feedback connection is Rotary - All, SStem -
Roller, go to step 8. If the feedback connection is
SStem - Standard, adjust the feedback arm to the
crossover point by using the adjustment menu.
4. From the adjustment menu, select the direction and
size of change required to set the feedback arm so it
is 90°to the actuator stem, as shown in figure 5-1.
Selecting large, medium, and small adjustments to the
crossover causes changes of approximately 10.0°,
1.0°, and 0.1°, respectively, to the feedback arm
rotation.
If another adjustment is required, repeat step 4.
Otherwise, select Done and go to step 5.
5. From the adjustment menu, select the direction and
size of change required to set the travel at 0%.
Selecting large, medium, and small adjustments
causes changes of approximately 10.0°, 1.0°, and
0.1°, respectively, to the feedback arm rotation.
If another adjustment is required, repeat step 5.
Otherwise, select Done and go to step 6.
6. From the adjustment menu, select the direction and
size of change required to set the travel to 100%.
Selecting large, medium, and small adjustments
causes changes of approximately 10.0°, 1.0°, and
0.1°, respectively, to the feedback arm rotation.
If another adjustment is required, repeat step 6.
Otherwise, select Done and go to step 7.
7. From the adjustment menu, select the direction and
size of change required to set the travel to 50%.
Selecting large, medium, and small adjustments
causes changes of approximately 10.0°, 1.0°, and
0.1°, respectively, to the feedback arm rotation.
If another adjustment is required, repeat step 7.
Otherwise, select Done and go to step 8.
5

DVC6000 SIS
September 2013
5-6
8. From the adjustment menu, select the direction and
size of change required to set the travel to 0%.
Selecting large, medium, and small adjustments
causes changes of approximately 10.0°, 1.0°, and
0.1°, respectively, to the feedback arm rotation for a
sliding-stem valve or to the travel for a rotary valve.
If another adjustment is required, repeat step 8.
Otherwise, select Done and go to step 9.
9. From the adjustment menu, select the direction and
size of change required to set the travel to 100%.
Selecting large, medium, and small adjustments
causes changes of approximately 10.0°, 1.0°, and
0.1°, respectively, to the feedback arm rotation for a
sliding-stem valve or to the travel for a rotary valve.
If another adjustment is required, repeat step 9.
Otherwise, select Done and go to step 10.
10. From the adjustment menu, select the direction
and size of change required to set the travel to near
5%. Selecting large, medium, and small adjustments
causes changes of approximately 10.0°, 1.0°, and
0.1°, respectively, to the feedback arm rotation for a
sliding-stem valve or to the travel for a rotary valve.
If another adjustment is required, repeat step 10.
Otherwise, select Done and go to step 11.
11. From the adjustment menu, select the direction
and size of change required to set the travel to near
95%. Selecting large, medium, and small adjustments
causes changes of approximately 10.0°, 1.0°, and
0.1°, respectively, to the feedback arm rotation for a
sliding-stem valve or to the travel for a rotary valve.
If another adjustment is required, repeat step 11.
Otherwise, select Done and go to step 12.
12. Place the instrument In Service and verify that the
travel properly tracks the current source.
13. After manual calibration is completed manually set
the SIS parameters as described in Section 4. See
page 4-11 for End Point Pressure Control; page 4-14
Travel Deviation Alert Point and Travel Deviation
Time; and page 4-21 for Partial Stroke Pressure Limit.
Sensor Calibration
Pressure Sensors (1-3-2-1)
There are three pressure sensors: output A, output B
and supply. Select the appropriate menu depending
upon which pressure sensor you are calibrating.
Note
The pressure sensors are calibrated at
the factory and should not require
calibration.
Output Pressure Sensor Calibration
To calibrate the output pressure sensors, connect an
external reference gauge to the output being
calibrated. The gauge should be capable of measuring
maximum instrument supply pressure. From the
Calibrate menu, select Sensor Calibration and
Pressure Sensors. Depending upon the sensor you
wish to calibrate, select either Output A Sensor or
Output B Sensor. Follow the prompts on the Field
Communicator display to calibrate the instrument’s
output pressure sensor.
1. Adjust the supply pressure regulator to the desired
supply pressure. Press OK.
2. Select a) Zero only, or b) Zero and Span (gauge
required) sensor calibration.
a. If Zero only calibration is selected, wait until
output x pressure has completely exhausted, then
continue. Once calibration is completed, go to step
6. The output x pressure corresponds to A or B,
depending on which output you are calibrating.
b. If Zero and Span calibration is selected, wait
until output x pressure has completely exhausted,
then continue. You will then be asked to wait until
output x pressure has reached full supply, then
continue. The output x pressure corresponds to A
or B, depending on which output you are
calibrating. Proceed with step 3.
3. The instrument sets the output pressure to full
supply. The following message appears:
Use the Increase and
Decrease selections
until the displayed
pressure matches the
output x pressure.
The output x pressure corresponds to A or B,
depending on which output you are calibrating. Press
OK when you have read the message.
4. The value of the output pressure appears on the
display.
5. From the adjustment menu, select the direction and
size of adjustment to the displayed value. Selecting
5

Calibration
September 2013 5-7
large, medium, and small adjustments causes
changes of approximately 3.0 psi/0.207 bar/20.7 kPa,
0.30 psi/0.0207 bar/2.07 kPa, and 0.03 psi/0.00207
bar/0.207 kPa, respectively. Adjust the displayed value
until it matches the output pressure, select Done and
go to step 6.
6. Place the instrument In Service and verify that the
displayed pressure matches the measured output
pressure.
Supply Pressure Sensor Calibration
To calibrate the supply pressure sensor, connect an
external reference gauge to the output side of the
supply regulator. The gauge should be capable of
measuring maximum instrument supply pressure.
From the Calibrate menu, select Sensor Calibration,
Pressure Sensors, and Supply Sensor. Follow the
prompts on the Field Communicator display to
calibrate the instrument’s supply pressure sensor.
1. Select a) Zero Only, or b) Zero and Span (gauge
required).
a. If Zero Only calibration is selected, adjust the
supply pressure regulator to remove supply
pressure from the instrument. Press OK. Once
calibration is complete, go to step 5.
b. If Zero and Span calibration is selected, adjust
the supply pressure regulator to remove supply
pressure from the instrument. Press OK. Adjust the
supply regulator to the maximum instrument supply
pressure. Press OK. Proceed with step 2.
2. The following message appears:
Use the Increase and
Decrease selections until
the displayed pressure
matches the instrument
supply pressure.
Press OK when you have read this message.
3. The value of the pressure appears on the display.
4. From the adjustment menu, select the direction and
size of adjustment to the displayed value. Selecting
large, medium, and small adjustments causes
changes of approximately 3.0 psi/0.207 bar/20.7 kPa,
0.30 psi/0.0207 bar/2.07 kPa, and 0.03 psi/0.00207
bar/0.207 kPa, respectively. Adjust the displayed value
until it matches the supply pressure, select Done and
go to step 5.
5. Place the instrument In Service and verify that the
displayed pressure matches the measured supply
pressure.
Figure 5-2. FIELDVUE DVC6010 SIS Digital Valve Controller
Showing Feedback Arm in Position for Travel Sensor
Adjustment
Feedback Arm
(key 79)
A
B
Travel
Sensor
Shaft
Alignment Pin
(key 46)
A7023 / IL
Travel Sensor (1-3-2-2)
The travel sensor is normally adjusted at the factory
and should not require adjustment. However, if the
travel sensor has been replaced, adjust the travel
sensor by performing the appropriate procedure. See
the Maintenance section for travel sensor replacement
procedures.
DVC6010 SIS, DVC6015, DVC6030 SIS,
and DVC6035
WARNING
Failure to remove air pressure may
cause personal injury or property
damage from bursting parts.
1. Remove supply air and remove the instrument from
the actuator.
2. As shown in figure 5-2, align the feedback arm (key
79) with the housing by inserting the alignment pin
(key 46) through the hole marked “A” on the feedback
arm. Fully engage the alignment pin into the tapped
hole in the housing.
5

DVC6000 SIS
September 2013
5-8
Table 5-2. Travel Sensor Counts
Digital Valve Controller Travel Sensor Counts
DVC6010 SIS / DVC6015 700 ±200
DVC6020 SIS / DVC6025 2100 ±200
DVC6030 SIS(1) / DVC6035(2)
Counterclockwise shaft rotation 600 ±200
DVC6030 SIS(3) / DVC6035(2)
Clockwise shaft rotation 3400 ±200
1. Refer to figure 2-9 to determine the desired starting position for the DVC6030 SIS
based on counterclockwise potentiometer shaft rotation.
2. Refer to figure 2-14 to determine the desired starting position for the DVC6035
based on potentiometer shaft; counterclockwise or clockwise.
3. Refer to figure 2-10 to determine the desired starting position for the DVC6030 SIS
based on clockwise potentiometer shaft rotation.
Note
The alignment pin (key 46) is
stored inside the digital valve
controller housing.
3. Loosen the screw that secures the feedback arm to
the travel sensor shaft. Position the feedback arm so
that the surface of the feedback arm is flush with the
end of the travel sensor shaft.
4. Connect a current source to the instrument LOOP
− and LOOP + terminals. Set the current source to
any value between 4 and 20 mA. Connect the Field
Communicator to the TALK terminals.
5. Before beginning the travel sensor adjustment, set
the instrument mode to Out Of Service and the
protection to None.
6. From the Calibrate menu select Sensor
Calibration,and Travel Sensor. Follow the prompts on
the Field Communicator display to adjust the travel
sensor counts to the value listed in table 5-2.
Note
In the next step, be sure the feedback
arm surface remains flush with the end
of the travel sensor shaft.
7. While observing the travel sensor counts, tighten
the screw that secures the feedback arm to the travel
sensor shaft. Be sure the travel sensor counts remain
within the tolerances listed in table 5-2. Paint the
screw to discourage tampering with the connection.
TRAVEL
SENSOR
SHAFT
Figure 5-3. FIELDVUE DVC6020 SIS Travel Sensor
Arm/Housing Back Plane Alignment
ARM ASSEMBLY
BACK OF HOUSING
ARM ASSEMBLY PIN
BACK EDGE
OF ARM PARALLEL
W/BACK OF HOUSING
A7025 / IL
8. Disconnect the Field Communicator and current
source from the instrument.
9. Remove the alignment pin and store it in the
instrument housing.
10. Install the digital valve controller on the actuator.
DVC6020 SIS and DVC6025
WARNING
Failure to remove air pressure may
cause personal injury or property
damage from bursting parts.
1. Remove supply air and remove the instrument from
the actuator.
2. See figure 5-4 for parts identification. Disconnect
the bias spring (key 82) from the feedback arm
assembly (key 84) and the arm assembly (key 91).
Remove the mounting bracket (key 74) from the back
of the digital controller. Hold the arm assembly
(key 91) so that the arm assembly points toward the
terminal box and the arm is parallel to the back of the
housing, as shown in figure 5-3.
3. Loosen the screw that secures the arm assembly
to the travel sensor shaft. Position the arm assembly
so that the outer surface is flush with the end of the
travel sensor shaft.
4. Connect a current source to the instrument LOOP
− and LOOP + terminals. Set the current source to
any value between 4 and 20 mA. Connect the Field
Communicator to the TALK terminals.
5

Calibration
September 2013 5-9
Figure 5-4. FIELDVUE DVC6020 SIS Digital Valve Controller Mounted on a Fisher 1052 Size 33 Actuator
MOUNTING
ADAPTER
(KEY 117)
FEEDBACK ARM ASSEMBLY
(KEY 84)
FEEDBACK ARM
TORSION SPRING
(KEY 93)
BIAS SPRING
(KEY 82)
ARM ASSEMBLY PIN
ARM ASSEMBLY
(KEY 91)
MOUNTING BRACKET
(KEY 74)
CAP SCREW, HEX SOCKET
(KEY 116)
CAP SCREW, HEX HEAD
(KEY 92)
A7024 -2/ IL
5. Before beginning the travel sensor adjustment, set
the instrument mode to Out Of Service and the
protection to None.
6. From the Calibrate menu, select Sensor Calibration
and Travel Sensor. Follow the prompts on the Field
Communicator display to adjust the travel sensor
counts to the value listed in table 5-2.
Note
In the next step, be sure the arm
assembly outer surface remains flush
with the end of the travel sensor shaft.
7. While observing the travel sensor counts, tighten
the screw that secures the arm assembly to the travel
sensor shaft. Be sure the travel sensor counts remain
within the tolerances listed in table 5-2. Paint the
screw to discourage tampering with the connection.
8. Disconnect the Field Communicator and current
source from the instrument.
9. Apply anti-seize (key 64) to the pin portion of the
arm assembly (key 91).
10. Replace the mounting bracket on the back of the
instrument and reconnect the bias spring between the
feedback arm assembly and the arm assembly on the
travel sensor shaft.
11. Install the digital valve controller on the actuator.
5

DVC6000 SIS
September 2013
5-10
Analog Input (1-3-2-3)
Note
Analog Input Calibration is only
available in 4-wire systems
(point-to-point operation).
To calibrate the analog input sensor, connect a
variable current source to the instrument LOOP+ and
LOOP− terminals. The current source should be
capable of generating an output of 4 to 20 mA. From
the Configure menu select Calibrate, Sensor
Calibration, and Analog In. Follow the prompts on the
Field Communicator display to calibrate the analog
input sensor.
1. Set the current source to the target value shown on
the display. The target value is the Input Range Low
value. Press OK.
2. The following message appears:
Use Increase and
Decrease selections
until the displayed
current matches the
current source.
Press OK when you have read this message.
3. The value of the Analog Input appears on the
display.
4. From the adjustment menu, select the direction and
size of adjustment to the displayed value. Selecting
large, medium, and small adjustments causes
changes of approximately 0.4 mA, 0.04 mA, and 0.004
mA, respectively. Adjust the displayed value until it
matches the current source, select Done and go to
step 5.
5. Set the current source to the target value shown on
the display. The target value is the Input Range High
value. Press OK.
6. The following message appears:
Use Increase and
Decrease selections
until the displayed
current matches the
current source.
Press OK when you have read this message.
7. The value of the Analog Input appears on the
display.
8. From the adjustment menu, select the direction and
size of adjustment to the displayed value. Selecting
large, medium, and small adjustments causes
changes of approximately 0.4 mA, 0.04 mA, and 0.004
mA, respectively. Adjust the displayed value until it
matches the current source, select Done and go to
step 9.
9. Place the instrument In Service and verify that the
analog input displayed matches the current source.
Relay Adjust (1-3-3)
Before beginning travel calibration, check the relay
adjustment. To check relay adjustment, select Relay
from the Calibrate menu, then follow the prompts on
the Field Communicator display. Replace the digital
valve controller cover when finished.
Note
Relay B and C are not user-adjustable.
Double-Acting Relay
The double-acting relay is designated by “Relay A” on
a label affixed to the relay itself. For double-acting
actuators, the valve must be near mid-travel to
properly adjust the relay. The Field Communicator will
automatically position the valve when Relay Adjust is
selected.
Rotate the adjustment disc, shown in figure 5-5, until
the output pressure displayed on the Field
Communicator is between 50 and 70% of supply
pressure. This adjustment is very sensitive. Be sure to
allow the pressure reading to stabilize before making
another adjustment (stabilization may take up to 30
seconds or more for large actuators).
Relay A may also be adjusted for use in single-acting
direct applications. Rotate the adjustment disc as
shown in figure 5-5 for single-acting direct operation.
5

Calibration
September 2013 5-11
Figure 5-5. Location of Relay Adjustment (Shroud Removed for Clarity)
ADJUSTMENT DISC
FOR DOUBLE-ACTING RELAYS:
ROTATE ADJUSTMENT DISC IN
THIS DIRECTION TO INCREASE
OUTPUT PRESSURE
FOR DOUBLE-ACTING RELAYS:
ROTATE ADJUSTMENT DISC IN
THIS DIRECTION TO DECREASE
OUTPUT PRESSURE
FOR SINGLE-ACTING DIRECT RELAYS:
ROTATE ADJUSTMENT DISC IN THIS
DIRECTION UNTIL IT CONTACTS THE
BEAM
LOW BLEED RELAY
DOES NOT HAVE
BLEED HOLES
W9305
Single-Acting Relays
WARNING
If the unused port is monitoring
pressure, ensure that the pressure
source conforms to ISA Standard
7.0.01, and does not exceed the
pressure supplied to the instrument.
Failure to do so could result in
personal injury or property damage
caused by loss of process control.
Single-Acting Direct Relay
The single-acting direct relay is designated by “Relay
C” on a label affixed to the relay itself. Relay C
requires no adjustment.
Single-Acting Reverse Relay
The single-acting reverse relay is designated by
“Relay B” on a label affixed to the relay itself. Relay B
is calibrated at the factory and requires no further
adjustment.
Restoring Factory Settings (1-3-4)
From the Online menu, select Configure, then select
Calibrate and Restore Factory Settings. Follow the
prompts on the Field Communicator display to restore
calibration to the factory settings. You should only
restore the calibration if it is not possible to calibrate
an individual sensor. Restoring calibration returns the
calibration of all of the sensors and the tuning set to
their factory settings. Following restoration of the
factory calibration, the individual sensors should be
recalibrated.
5

DVC6000 SIS
September 2013
5-12
PST Calibration (1-3-5)
Access PST Calibration by selecting PST Calibration
from the Calibrate menu. Follow the prompts on the
Field Communicator display to complete the PST
calibration.
This procedure permits you to run the Partial Stroke
Calibration, which enables the Partial Stroke Test. It
establishes values for Partial Stroke Pressure Limit,
Pressure Set Point and Pressure Saturation Time for
End Point Pressure Control, Travel Deviation Alert
Point and Travel Deviation Time. The Partial Stroke
Calibration also sets default values for max travel
movement, test speed, and test pause time.
Note
You must take the instrument out of
service before running Partial Stroke
Calibration.
Ensure that the instrument is put back
in service after the completing the
calibration procedure.
5

Viewing Device Variables and Diagnostics
September 2013 6-1
6-6
Section 6 Viewing Device Variables and
Diagnostics
Service Tools 6-2............................................................
Alert Conditions 6-2..........................................................
Status 6-3...................................................................
Device Record 6-4...........................................................
Stroke Valve 6-4.............................................................
Partial Stroke Test 6-4.......................................................
Additional SIS Diagnostics 6-6...............................................
Manual Reset 6-6...........................................................
Demand Mode Tests 6-6.....................................................
Solenoid Valve Health Monitoring 6-7..........................................
Overview 6-8.................................................................
Analog Input 6-8.............................................................
Travel Set Point 6-8...........................................................
Travel 6-8....................................................................
Drive Signal 6-8.............................................................
Pressures 6-8...............................................................
Variables 6-8................................................................
Device Information 6-9.......................................................
DD Information 6-9..........................................................
6

DVC6000 SIS
September 2013
6-2
Service Tools
Alert Conditions (2-1)
Instrument Alert Conditions, when enabled, detect
many operational and performance issues that may be
of interest. To view these alerts, from the Online menu
select Service Tools and Alert Conditions. The alert
conditions for each group of alerts are listed below. If
there are no alerts active for a particular group the
group will not be displayed on the Field
Communicator.
Electronics— If an electronics alert is active it
will appear under ELECT ALERTS.
Drive Current
Drive Current Alert—This alert is indicated when the
drive current does not read as expected. If this alert
occurs, check the connection between the I/P
converter and the printed wiring board assembly. Try
removing the I/P converter and re-installing it. If the
failure does not clear, replace the I/P converter or the
printed wiring board assembly.
Drive Signal
Drive Signal Alert—This alert is indicated when the
Drive Signal is greater or less than the expected
maximum or minimum.
Processor Impaired
Offline/Failed Alert—This alert is indicated if a
failure, enabled from the Self Test Shutdown menu,
caused an instrument shutdown. Press Enter to see
which of the specific failures caused the Offline/Failed
indication.
Low Power Write Fail Alert—This alert is activated if
a write to the instrument is attempted when the loop
current is less than approximately 3.5 mA.
Non-Critical NVM Alert—This alert is indicated if the
checksum for data, which are not critical for instrument
operation, has failed.
Critical NVM Alert—This alert is indicated when the
Non-Volatile Memory integrity test fails. Configuration
data is stored in NVM. If this failure is indicated,
restart the instrument and see if it clears. If it does not
clear, replace the PWB Assembly.
Flash ROM Alert—This alert indicates that the Read
Only Memory integrity test failed. If this alert is
indicated, restart the instrument and see if it clears. If
it does not clear, replace the printed wiring board
assembly.
No Free Time Alert—This alert is indicated if the
instrument is unable to complete all of the configured
tasks. This will not occur with a properly functioning
instrument.
Reference Voltage Alert—This failure is indicated
whenever there is a failure associated with the internal
voltage reference. If this alert is indicated, restart the
instrument and see if it clears. If it does not clear,
replace the printed wiring board assembly.
Internal Sensor Out of Limits—This alert is indicated
if there is a possible problem with either the pressure
sensor or the printed wiring board assembly
submodule.
Variable Out of Range—This alert is indicated if
there is a possible problem with one or more of the
following: the Analog Input Signal, the I/P converter
submodule, the pneumatic relay submodule, or the
printed wiring board.
Field device malfunction—The alert is indicated if
the pressure, position, or temperature sensors are
providing invalid readings.
Sensor— If a sensor alert is active it will appear
under SENSOR ALERTS.
Travel Sensor
Travel Sensor Alert—This alert is indicated if the
sensed travel is outside the range of −25.0 to 125.0%
of calibrated travel. If this alert is indicated, check the
instrument mounting and the travel sensor adjustment.
Also, check that the electrical connection from the
travel sensor is properly plugged into the printed wiring
board assembly. After restarting the instrument, if the
alert does not clear, troubleshoot the printed wiring
board assembly or travel sensor.
Pressure Sensors
Pressure Sensor Alert—This alert is indicated if the
actuator pressure is outside the range of −24.0 to
125.0% of the calibrated pressure for more than 60
seconds. If this alert is indicated, check the instrument
supply pressure. If the failure persists, ensure the
printed wiring board assembly is properly mounted
onto the Module Base Assembly, and the pressure
sensor O-rings are properly installed. If the alert does
not clear after restarting the instrument, replace the
printed wiring board assembly.
Note
The pressure sensor alert is used for
output A, output B, and the supply
pressure sensor. Check the pressure
values to see which sensor is causing
the alert.
Temperature Sensor
Temperature Sensor Alert—This alert is indicated
when the instrument temperature sensor fails, or the
6

Viewing Device Variables and Diagnostics
September 2013 6-3
sensor reading is outside of the range of −40 to 85C
(−40 to 185F). The temperature reading is used
internally for temperature compensation of inputs. If
this alert is indicated, restart the instrument and see if
it clears. If it does not clear, replace the printed wiring
board assembly.
Environment— If an environment alert is active
it will appear under ENVIRO ALERTS.
Supply Pressure
Supply Pressure Lo Alert—This alert is indicated
when supply pressure is lower than the configured
limit.
Auxiliary Terminal Alert
Auxiliary Terminal Alert—This alert is set when the
auxiliary input terminals are either open or closed,
depending upon the selection for the Aux In Alrt State.
Travel— If a travel alert is active it will appear
under TRAVEL ALERTS.
Travel Deviation
Travel Deviation Alert—The difference between
Setpoint and Travel is greater than the configured
limits.
Travel Limit
Travel Alert Hi Hi—This alert is indicated if the
Travel is greater than the configured limit.
Travel Alert Lo Lo—This alert is indicated if the
Travel is lower than the configured limit.
Travel Limit Hi/Lo
Travel Alert Hi—This alert is indicated if the Travel
is greater than the configured limit.
Travel Alert Lo—This alert is indicated if the Travel
is lower than the configured limit.
Travel Limit / Cutoff
Travel Limit/Cutoff Hi—This alert is indicated if the
Travel is limited high or the high cutoff is in effect.
Travel Limit/Cutoff Lo—This alert is indicated if the
Travel is limited low or the low cutoff is in effect.
Table 6-1. Alerts Included in Alert Groups for Alert Record
Alert Group Alerts Include in Group
Valve Alerts
Travel Alert Lo
Travel Alert Hi
Travel Alert Lo Lo
Travel Alert Hi Hi
Travel deviation
Drive signal
Failure Alerts
No free time
Flash ROM fail
Drive current fail
Ref Voltage fail
NVM fail
Temperature sensor fail
Pressure sensor fail
Travel sensor fail
Miscellaneous Alerts Auxiliary input
Travel History— If a travel history alert is active
it will appear under TVL HIST ALERTS.
Cycle Count
Cycle Count Alert—This alert is indicated if the
Cycle Counter exceeds the Cycle Count Alert Point.
Travel Accumulator
Travel Accumulator Alert—This alert is indicated if
the Travel Accumulator exceeds the Travel
Accumulator Alert Point.
SIS— If an SIS alert is active it will appear under
SIS ALERTS.
Partial Stroke Test (PST)
Valve Stuck or Pressure/Travel Path
Obstructed—This alert is indicated if the valve is stuck
or the pressure/travel path is obstructed.
End Point Pressure Deviation
Pressure Deviation Alert—The alert is indicated if
the difference between the target pressure and the
actual pressure exceeds the Pressure Deviation Alert
Point for a period of time greater than the Pressure
Deviation Time.
Locked in Safety Alert—This alert is indicated if the
unit is locked in the safety position.
SIS Panel Comm Error—This alert is indicated if the
SIS panel is not communicating.
Alert Record
Alert Record has Entries—This alert indicates that
an alert has been saved to the alert record.
Alert Record Full—This alert indicates that the alert
record is full.
Viewing Instrument Status (2-2)
To view the instrument status, from the Device
Diagnostics menu select Status. This menu item
6

DVC6000 SIS
September 2013
6-4
indicates the status of the Operational items listed
below. The status of more than one operational item
may be indicated.
Instrument Time
Instrument Time Invalid
Calibration and Diagnostics
Calibration in Progress
Autocal in Progress
Diagnostic in Progress
Diagnostic Data Available
Operational
Pressure Control Active
Multi-Drop
Integrator
Integrator Sat Hi
Integrator Sat Lo
Device Record (2-3)
From the Online menu, select Service Tools and
Device Record. Follow the prompts on the Field
Communicator display to view the following Device
Record parameters:
Maximum Recorded Temperature—Shows the
maximum temperature the instrument has experienced
since installation.
Minimum Recorded Temperature—Shows the
minimum temperature the instrument has experienced
since installation.
View Number of Days Powered Up—Indicates
in hours or days the total elapsed time the instrument
has been powered up.
Number of Power Ups—Indicates how many
times the instrument has cycled power.
Stroking the Digital Valve Controller
Output (2-4)
From the Online menu, select Service Tools and
Stroke Valve. Follow the prompts on the Field
Communicator display to select from the following:
Done—Select this if you are done. All ramping is
stopped when DONE is selected.
Ramp Open—ramps the travel toward open at
the rate of 1.0% per second of the ranged travel.
Ramp Closed—ramps the travel toward closed at
the rate of 1.0% per second of the ranged travel.
Ramp to Target—ramps the travel to the
specified target at the rate of 1.0% per second of the
ranged travel.
Step to Target—steps the travel to the specified
target.
Partial Stroke Test (2-5)
WARNING
During the partial stroke test the valve
will move. To avoid personal injury
and property damage caused by the
release of pressure or process fluid,
when used in an application where
the valve is normally closed, provide
some temporary means of control for
the process.
The Partial Stroke Test allows the DVC6000 SIS
digital valve controller to perform a Valve Signature
type of test while the instrument is in service and
operational. In SIS applications, it is important to be
able to exercise and test the valve to verify that it will
operate when commanded. This feature allows the
user to partially stroke the valve while continually
monitoring the input signal. If a demand arises, the
test is aborted and the valve moves to its commanded
position. The partial stroke valve travel is configurable
between 1 and 30% maximum travel, in 0.1%
increments. Data from the last partial stroke test is
stored in the instrument memory for retrieval by
ValveLink software.
The Partial Stroke Test allows you to perform a partial,
10%, stroke test (standard) or a custom stroke test.
With the custom stroke test, the stroke may be
extended up to 30%. Be sure to check plant guidelines
before performing a custom stroke test. The purpose
of this test is to ensure that the valve assembly moves
upon demand.
A partial stroke test can be initiated when the valve is
operating at either 4 mA or 20 mA (point-to-point
mode). In applications where a spurious trip is to be
minimized, 4 mA is the normal operating position.
When enabled, a partial stroke test may be initiated by
the device (as a scheduled, auto partial stroke test), a
remote push button located in the field or at the valve,
the optional LCP100 local control panel, the Field
Communicator, or ValveLink software.
6

Viewing Device Variables and Diagnostics
September 2013 6-5
PRESS TO PERFORM
THE CONFIGURED
PARTIAL STROKE
TEST
Figure 6-1. Local Control Panel
Device (Digital Valve Controller)
The Auto Partial Stroke Test allows the partial stroke
test to be scheduled by the DVC6000 SIS. The test is
scheduled in number of hours between tests. Any
power cycle will reset the test interval timer.
Auxiliary Terminal
The auxiliary terminal can be used for different
applications. The default configuration is for a partial
stroke test initiated by shorting the contacts wired to
the auxiliary +/− terminals of the DVC6000 SIS. Refer
to Auxiliary Terminal Wiring Length Guidelines below.
Local Push Button
A partial stroke test command may be sent to the
DVC6000 SIS digital valve controller using a set of
contacts wired to the auxiliary +/− terminals. To
perform a test, the contacts must be closed for 3 to 5
seconds and then opened. To abort the test, close the
contacts for 1 second. The last set of diagnostic data
is stored in the instrument memory for later retrieval
via ValveLink software.
Local Control Panel
The LCP100 local control panel is wired directly to the
DVC6000 SIS digital valve controller.
The black “Valve Test” push button (see figure 6-1)
allows the valve to perform the configured partial
stroke test.
Press and hold for 3 to 10 seconds
The test can be overridden by the “Valve Close”
button, “Valve Open” button, or if an emergency
demand occurs.
Local DI
When configured by the user interface, the Auxiliary
Terminal can be used as a discrete input from a
pressure switch, temperature switch, etc., to provide
an alert.
Auxiliary Terminal Wiring Length Guidelines
The Auxiliary Input Terminals of a DVC6000 SIS can
be used with a locally-mounted switch for initiating a
partial stroke test. Some applications require that the
partial stroke test be initiated from a remote location.
The length for wiring connected to the Auxiliary Input
Terminals is limited by capacitance. For proper
operation of the Auxiliary Input Terminals capacitance
should not exceed 18000 pF. As with all control signal
wiring, good wiring practices should be observed to
minimize adverse effect of electrical noise on the Aux
Switch function.
Example Calculation: Capacitance per foot or per
meter is required to calculate the length of wire that
may be connected to the Aux switch input. The wire
should not exceed the capacitance limit of 18000 pF.
Typically the wire manufacturer supplies a data sheet
which provides all of the electrical properties of the
wire. The pertinent parameter is the highest possible
capacitance. If shielded wire is used, the appropriate
number is the “Conductor to Other Conductor &
Shield” value.
Example — 18AWG Unshielded Audio, Control
and Instrumentation Cable
Manufacturer’s specifications include:
Nom. Capacitance Conductor to Conductor @ 1 KHz: 26 pF/ft
Nom. Conductor DC Resistance @ 20 Deg. C: 5.96 Ohms/1000 ft
Max. Operating Voltage − UL 200 V RMS (PLTC, CMG),150 V RMS
(ITC)
Allowable Length with this cable = 18000pF /(26pF/ft) = 692 ft
6

DVC6000 SIS
September 2013
6-6
Example — 18AWG Shielded Audio, Control and
Instrumentation Cable
Manufacturer’s specifications include:
Nom. Characteristic Impedance: 29 Ohms
Nom. Inductance: .15 μH/ft
Nom. Capacitance Conductor to Conductor @ 1 KHz: 51 pF/ft
Nom. Cap. Cond. to other Cond. & Shield @ 1 KHz 97 pF/ft
Allowable Length with this cable = 18000pF /(97pF/ft) = 185 ft
The AUX switch input passes less than 1 mA through
the switch contacts, and uses less than 5V, therefore,
neither the resistance nor the voltage rating of the
cable are critical. Ensure that switch contact corrosion
is prevented. It is generally advisable that the switch
have gold-plated or sealed contacts.
Field Communicator
1. Connect the Field Communicator to the LOOP
terminals on the digital valve controller.
2. Turn on the Field Communicator.
3. From the Online menu, select Service Tools and
Partial Stroke Test.
4. Select either Standard (10%) or Custom. With the
Custom Stroke Test, the stroke may be entered up to
30% with configurable stroking speed and pause time.
5. The currently configured Stroke, Stroking Speed,
and Pause Time is displayed. Choose “Yes” to run the
test using these values. Choose “No” to modify the
values. The default value for Stroke Speed is
0.25%/second.
6. The valve begins to move and the actual travel
reported by the digital valve controller is displayed on
the Field Communicator.
7. Observe the valve as it runs the Partial Stroke Test
to verify that it moves to the desired setpoint and then
returns to the original position.
For information on configuring the Partial Stroke Test,
see Partial Stroke Variables in the Detailed Setup
section.
Additional SIS Diagnostics
Manual Reset
The DVC6000 SIS digital valve controller can be
configured to hold the trip state until a local reset
button is pressed. It is configurable by the Field
Communicator or ValveLink software. Manual Reset
can be initiated by shorting the AUX terminals with a
user-supplied push button for at least 3 seconds, but
less than 5 seconds or by pressing the button next to
the green light on the optional LCP100 local control
panel when the current is at it’s normal state. The
digital valve controller will drive the valve to its normal
operating position.
Demand Mode Tests
The following steps assume the use of single acting
spring and diaphragm actuators or double-acting
spring assist piston actuators.
Perform the following steps to confirm valve operation:
a. Point-to-Point Mode (DVC6000 SIS powered with
4−20 mA current source)
If the DVC6000 SIS is in series with a solenoid valve,
1. Disconnect the power from the solenoid valve,
but maintain the 20 mA current to the digital valve
controller. The valve should move to its “fail safe”
position.
2. Maintain power to the solenoid valve and adjust
the current to the digital valve controller from
20 mA to 4mA. The valve should move to its “fail
safe” position.
3. Remove power from the solenoid valve and
adjust the current to the digital valve controller
from 20mA to 4mA. The valve should go to its “fail
safe” position.
If a solenoid is not used with a DVC6000 SIS,
1. Adjust the current to the digital valve controller
from 20 mA to 4 mA. The valve should move to its
“fail safe” position.
Note
The above tests are applicable for
single-acting direct relay A and C. If
single-acting reverse relay B is used
adjust the current from 4 mA (normal
state) to 20 mA (trip state).
b. Multi-drop Mode (DVC6000 SIS is powered by a
24 VDC power source)
If the DVC6000 SIS is pneumatically in series with a
solenoid valve, and shares a single power source,
Disconnect power to both devices. The valve
should go to its “fail safe” position.
If the DVC6000 SIS is pneumatically in series with a
solenoid valve, with independent power sources,
6

Viewing Device Variables and Diagnostics
September 2013 6-7
Connect a 24 VDC power supply to the solenoid
valve and a second 24 VDC power supply to the
DVC6000 SIS. Disconnect the solenoid valve
power supply, but maintain the power supply to
the DVC6000 SIS. The valve should go to its “fail
safe” position quickly. Then, maintain the power
supply to the solenoid valve and disconnect the
DVC6000 SIS power supply. The valve should go
to its “fail safe” position, although not as quickly as
it does in the previous scenario.
If DVC6000 SIS is alone, without a solenoid valve,
Disconnect power to the digital valve controller.
The valve should go to its “fail safe” position.
Note
The above tests are not applicable for
single-acting reverse relay B when no
solenoid valve is present.
If the LCP100 is used, conduct the following tests:
Successful Partial Stroke Test
1. Press the “Valve Test” (black) push button for
more than 3 seconds (but less than 10 seconds).
2. Observe that the green light starts flashing
when the valve starts moving.
3. Observe that the valve moves no more than
the configured PST travel limit.
4. Observe that the valve returns to the normal
operating position and the green light comes on
solid.
Manually Aborted Partial Stroke Test
1. Press the “Valve Test” (black) push button for
more than 3 seconds (but less than 10 seconds).
2. Observe that the green light starts flashing
when the valve starts moving.
3. Before the valve reaches the travel limit of the
configured partial stroke test, press the “Valve
Test” push button, or the push button next to the
green light.
4. Observe that the valve immediately returns to
the normal operating position and the green light
comes on solid.
Emergency Demand through the Logic Solver
1. Reduce the current to the DVC6000 to 4 mA
for de-energize to trip operation.
Note
You may remove the power
completely; however, the lights in
step 3 will be off. Without power to the
DVC6000 SIS, the LCP100 cannot
function.
2. Observe that the valve moves to its fail safe
state.
3. Observe that the red light comes on solid and
the amber light stays off (valve is not ready to
open).
4. Press the push button next to the green light
and observe that the valve does not move.
5. Increase the current to the DVC6000 to 20 mA
and observe that the valve remains in its fail safe
state.
6. Observe that the red light stays on solid and
the amber light comes on solid (ready to reset).
7. Press the push button next to the green light.
8. Observe that the green light starts flashing,
then becomes solid and the red light is off.
Emergency Demand through Local Control Panel
1. Press the push button next to the red light.
2. Observe that the valve moves to it fail safe
position.
3. Observe that the red light starts flashing, then
becomes solid and the amber light comes on solid
(ready to reset).
4. Press the push button next to the green light.
5. Observe that the red light goes off, the valve
moves to its normal operating position, and the
green light comes on solid.
Solenoid Valve Health Monitoring
The following steps assume the use of a single-acting
actuator with a solenoid valve installed. The DVC6000
SIS digital valve controller, with single-acting, direct
relay C, must be powered separately from the
solenoid. The unused output of the DVC6000 SIS
must be connected between the solenoid and the
actuator as described in the Installation section. The
relay configuration selection must be “special
application” and ValveLink Software must have the
triggered profile enabled.
6

DVC6000 SIS
September 2013
6-8
1. When allowed by the Logic Solver, momentarily
remove and then restore power to the solenoid
(typically 100 to 200 milliseconds). This process
should occur quickly enough that the valve assembly
does not move when the solenoid is de-energized.
2. With ValveLink Software, upload the diagnostic
data from the triggered profile menu.
3. Examine the graph and observe that there was a
change in the pressure reading downstream of the
solenoid.
Overview
The following menus are available to define and/or
view information about the instrument. Select
Overview from the Online menu.
Analog In (3-1)—Analog Input shows the value of the
instrument analog input in mA (milliamperes) or %
(percent) of ranged input.
Set Point (3-2)—Travel Set Point shows the
requested valve position in % of ranged travel.
Travel (3-3)—Travel shows the value of the DVC6000
SIS digital valve controller travel in % (percent) of
ranged travel. Travel always represents how far the
valve is open.
Drive Signal (3-4)—Drive Signal shows the value of
the instrument drive signal in % (percent) of maximum
drive.
Pressure (3-5)
Shows the value of the instrument supply and output
pressures in psi, bar, kPa, or kg/cm2. Also shows the
output pressure differential. To display pressures may
require selecting the variable; a detail display of that
variable with its values will appear.
Pressure A—Shows the value of Output
Pressure A in psi, bar, kPa, or kg/cm2.
Pressure B—Shows the value of Output
Pressure A in psi, bar, kPa, or kg/cm2.
A Minus B—Shows the value of the output
pressure differential in psi, bar, kPa, or kg/cm2.
Supply—Displays the instrument supply
pressure in psi, bar, kPa, or kg/cm2.
Variables (3-6)
The Variables menu is available to view additional
variables, including; Auxiliary Input, Temperature,
Maximum Recorded Temperature, Minimum Recorded
Temperature, Cycle Counter, Travel Accumulator,
Raw Travel Input, View Number of Days Powered Up,
and Number of Power Ups.
To view one of these variables, from the Online menu
select Overviews and Variables. If a value for a
variable does not appear on the display, select the
variable and a detailed display of that variable with its
value will appear. A variable’s value does not appear
on the menu if the value becomes too large to fit in the
allocated space on the display, or if the variable
requires special processing, such as Aux Input.
Auxiliary Input—A discrete input that can be
used with an independent limit or pressure switch. Its
value is either open or closed.
Temperature—The internal temperature of the
instrument is displayed in either degrees Fahrenheit or
Celsius.
Maximum Recorded Temperature—Shows the
maximum temperature the instrument has experienced
since installation.
Minimum Recorded Temperature—Shows the
minimum temperature the instrument has experienced
since installation.
Cycle Counter—Displays the number of times
the valve travel has cycled. Only changes in direction
of the travel after the travel has exceeded the
deadband are counted as a cycle. Once a new cycle
has occurred, a new deadband around the last travel
is set. The value of the Cycle Counter can be reset
from the Cycle Count Alert menu. See page 4-16 of
the Detailed Setup section for additional information.
Travel Accumulator—Contains the total change
in travel, in percent of ranged travel. The accumulator
only increments when travel exceeds the deadband.
Then the greatest amount of change in one direction
from the original reference point (after the deadband
has been exceeded) will be added to the Travel
Accumulator. The value of the Travel Accumulator can
be reset from the Travel Accumulator menu. See page
4-16 of the Detailed Setup section for additional
information.
6

Viewing Device Variables and Diagnostics
September 2013 6-9
Note
Do not use the following raw travel
input indication for calibrating the
travel sensor. The following should
only be used for a relative indication to
be sure the travel sensor is working
and that it is moving in the correct
direction. Perform the Travel Sensor
Adjust procedure in the Calibration
section to calibrate the travel sensor.
Raw Travel Input—Raw travel input indicates
the travel sensor position in analog-to-digital converter
counts. When the travel sensor is operating correctly,
this number changes as the valve strokes.
View Number of Days Powered Up—Indicates
in hours or days the total elapsed time the instrument
has been powered up.
Number of Power Ups—Indicates how many
times the instrument has cycled power.
Device Information (3-7)
The Device Information menu is available to view
information about the instrument. From the Online
menu, select Overview and Device Information. Follow
the prompts on the Field Communicator display to
view information in the following fields:
Hart Tag—A HART tag is a unique name (up to
eight characters) that identifies the physical
instrument.
Device ID—Each instrument has a unique
Device Identifier. The device ID provides additional
security to prevent this instrument from accepting
commands meant for other instruments.
Table 6-2. Functions Available for Instrument Level
Functions Available
Communicates with Field Communicator and ValveLink software.
Provides: travel cutoffs and limits, minimum opening and closing
times, input characterization (linear, equal percentage, quick opening,
and custom), trending with ValveLink Solo, and the following alerts:
travel deviation; travel alert high, low, high high, and low low; drive
signal; auxiliary terminal; cycle counter; and travel accumulation. With
ValveLink Software, all offline diagnostic tests (dynamic error band,
drive signal, step response, and valve signature) plus online trending
and partial stroke test
Manufacturer—Identifies the manufacturer of
the instrument.
Model—Identifies the instrument model.
Device Revision—The revision number of the
software for communication between the Field
Communicator and the instrument.
Firmware Revision—The revision number of the
firmware in the instrument.
Hardware Revision—The revision number of the
electrical circuitry within the instrument printed wiring
board.
Instrument Level—Indicates the instrument
level − SIS
Table 6-2 lists the functions available instrument level
SIS.
HART Univeral Revision—The revision number
of the HART Universal Commands which are used as
the communications protocol for the instrument.
DD Information (3-8)—DD Information contains the
device description in the Field Communicator. To
access DD Information from the Online menu, select
Overview and DD Information.
6

DVC6000 SIS
September 2013
6-10
6

Maintenance and Troubleshooting
September 2013 7-1
7-7
Section 7 Maintenance and Troubleshooting
Module Base Maintenance
Removing the Module Base 7-4..............................................
Replacing the Module Base 7-4..............................................
Submodule Maintenance
I/P Converter
Removing the I/P Converter 7-6...............................................
Replacing the I/P Converter 7-6...............................................
Printed Wiring Board (PWB) Assembly
Removing the Printed Wiring Board Assembly 7-6...............................
Replacing the Printed Wiring Board Assembly 7-6................................
Setting the Printed Wiring Board Switch 7-6.....................................
Pneumatic Relay
Removing the Pneumatic Relay 7-7............................................
Replacing the Pneumatic Relay 7-7............................................
Gauges, Pipe Plugs or Tire Valves 7-8.......................................
Terminal Box
Removing the Terminal Box 7-8..............................................
Replacing the Terminal Box 7-8..............................................
Travel Sensor
Disassembly
DVC6010 SIS Digital Valve Controller and DVC6015 Remote
Feedback Unit (Sliding-Stem) 7-9............................................
DVC6020 SIS Digital Valve Controller and DVC6025 Remote
Feedback Unit (Rotary) 7-9.................................................
DVC6030 SIS Digital Valve Controller and DVC6035 Remote
Feedback Unit (Rotary) 7-10.................................................
Assembly
DVC6010 SIS Digital Valve Controller and DVC6015 Remote
Feedback Unit (Sliding-Stem) 7-10............................................
DVC6020 SIS Digital Valve Controller and DVC6025 Remote
Feedback Unit (Rotary) 7-12.................................................
DVC6030 SIS Digital Valve Controller and DVC6035 Remote
Feedback Unit (Rotary) 7-13.................................................
Instrument Troubleshooting 7-14...........................................
Checking Voltage Available 7-14............................................
Checking Loop Current 7-15.................................................
7

DVC6000 SIS
September 2013
7-2
The DVC6000 SIS digital valve controller enclosure is
rated NEMA 4X and IP66, therefore periodic cleaning
of internal components is not required. If the DVC6000
SIS is installed in an area where the exterior surfaces
tend to get heavily coated or layered with industrial or
atmospheric contaminants, however, it is
recommended that the vent (key 52) be periodically
inspected to ensure it is fully open. If the vent appears
to be clogged, the vent can be removed, cleaned and
replaced. Lightly brush the exterior of the vent to
remove contaminant and run a mild water/detergent
solution through the vent to ensure it is fully open.
WARNING
Personal injury or property damage
can occur from cover failure due to
overpressure. Ensure that the
housing vent opening is open and
free of debris to prevent pressure
buildup under the cover.
WARNING
To avoid static discharge from the
plastic cover when flammable gases
or dust are present, do not rub or
clean the cover with solvents. To do
so could result in a spark that may
cause flammable gases or dust to
explode, resulting in personal injury
or property damage. Clean with a mild
detergent and water only.
WARNING
Avoid personal injury or property
damage from sudden release of
process pressure or bursting of parts.
Before performing any maintenance
procedures on the DVC6000 SIS
digital valve controller:
Always wear protective clothing,
gloves, and eyewear to prevent
personal injury.
Do not remove the actuator from
the valve while the valve is still
pressurized.
Disconnect any operating lines
providing air pressure, electric power,
or a control signal to the actuator. Be
sure the actuator cannot suddenly open
or close the valve.
Use bypass valves or completely
shut off the process to isolate the valve
from process pressure. Relieve process
pressure from both sides of the valve.
Use lock-out procedures to be sure
that the above measures stay in effect
while you work on the equipment.
Check with your process or safety
engineer for any additional measures
that must be taken to protect against
process media.
Vent the pneumatic actuator
loading pressure and relieve any
actuator spring precompression so the
actuator is not applying force to the
valve stem; this will allow for the safe
removal of the stem connector.
WARNING
When using natural gas as the supply
medium, or for explosion proof
applications, the following warnings
also apply:
Remove electrical power before
removing the housing cap. Personal
injury or property damage from fire or
explosion may result if power is not
disconnected before removing the
cap.
Remove electrical power before
disconnecting any of the pneumatic
connections.
When disconnecting any of the
pneumatic connections or any pressure
retaining part, natural gas will seep from
the unit and any connected equipment
into the surrounding atmosphere.
Personal injury or property damage may
result from fire or explosion if natural
gas is used as the supply medium and
appropriate preventive measures are not
taken. Preventive measures may
include, but are not limited to, one or
more of the following: Remote venting
of the unit, re-evaluating the hazardous
area classification, ensuring adequate
ventilation, and the removal of any
ignition sources. For information on
remote venting of this controller, refer to
page 2-22.
7

Maintenance and Troubleshooting
September 2013 7-3
Ensure that all caps and covers
are correctly installed before putting
this unit back into service. Failure to
do so could result in personal injury or
property damage from fire or
explosion.
CAUTION
When replacing components, use only
components specified by the factory.
Always use proper component
replacement techniques, as presented
in this manual. Improper techniques or
component selection may invalidate
the approvals and the product
specifications, as indicated in table
1-2. It may also impair operations and
the intended function of the device.
Note
If the feedback arm (key 79) or
feedback arm assembly (key 84)
is removed from the digital valve
controller, the travel sensor (key
77) must be recalibrated.
Note
In the event of a power failure the
DVC6000 SIS automatically restores
the device to In Service upon
restoration of power. This is to provide
greater availability of the safety
function.
If power is inadvertently interrupted
while performing set up or
maintenance, you may need to return
the DVC6000 SIS to out of service if
the interrupted task requires that mode
of operation.
Because of the diagnostic capability of the DVC6000
SIS digital valve controller, predictive maintenance is
available through the use of ValveLink software. Using
the digital valve controller, valve and instrument
maintenance can be enhanced, thus avoiding
unnecessary maintenance. For information on using
ValveLink software, refer to the ValveLink software
online help.
Tools Required
Table 7-1 lists the tools required for maintaining the
DVC6000 SIS digital valve controller.
Table 7-1. Tools Required
Tool Size Component
Phillips Screwdriver
Hex key
Hex key
Hex key
Hex key
5 mm
1.5 mm
2.5 mm
5 mm
Relay, printed wiring board
assembly, and cover screws
Terminal box screw
Terminal box cover screw
I/P converter screws
Travel sensor screws
Hex key
Open-end wrench
Hex key
Open-end wrench
Hex key
6 mm
1/2-inch
9/64-inch
7/16-inch
3/16-inch
Module base screws
Connector Arm screw (DVC6010)
Feedback arm screw
DVC6010 mounting bolts
DVC6020 mounting bolts
Module Base Maintenance
For DVC6010 SIS, DVC6020 SIS, DVC6030 SIS,
and DVC6005 SIS
CAUTION
To avoid affecting performance of the
instrument, take care not to damage
the module base seal or guide surface.
Do not bump or damage the bare
connector pins on the PWB assembly.
Damaging either the module base or
guide surface may result in material
damage, which could compromise the
instruments ability to maintain a
pressure seal.
The digital valve controller contains a module base
consisting of the I/P converter, printed wiring board
assembly, and pneumatic relay. The module base may
be easily replaced in the field without disconnecting
field wiring or tubing.
7

DVC6000 SIS
September 2013
7-4
Removing the Module Base
To remove the module base perform the following
steps. Refer to figures 8-1, 8-2, 8-3, and 8-4 for key
number locations.
WARNING
To avoid personal injury or equipment
damage from bursting of parts, turn
off the supply pressure to the digital
valve controller and bleed off any
excess supply pressure before
attempting to remove the module
base assembly from the housing.
1. For sliding-stem applications only, a protective
shield for the feedback linkage is attached to the side
of the module base assembly (see figures 2-1
and 2-2). Remove this shield and keep for reuse on
the replacement module. The replacement module will
not have this protective shield.
2. Unscrew the four captive screws in the cover
(key 43) and remove the cover from the module
base (key 2).
3. Using a 6 mm hex socket wrench, loosen the
three-socket head screws (key 38). These screws
are captive in the module base by retaining rings
(key 154).
Note
The module base is linked to the
housing by two cable assemblies.
Disconnect these cable
assemblies after you pull the
module base out of the housing.
4. Pull the module base straight out of the housing
(key 1). Once clear of the housing, swing the module
base to the side of the housing to gain access to the
cable assemblies.
5. The digital valve controller has two cable
assemblies, shown in figure 7-1, which connect the
module base, via the printed wiring board assembly, to
the travel sensor and the terminal box. Disconnect
these cable assemblies from the printed wiring board
assembly on the back of the module base.
Figure 7-1. Printed Wiring Board Cable Connections
TERMINAL BOX
MODULE BASE
ASSEMBLY
PRINTED WIRING
BOARD ASSEMBLY
HOUSING
CABLE TO
TERMINAL BOX
W8073 SIS
CABLE TO
TRAVEL SENSOR
Replacing the Module Base
To replace the module base perform the following
steps. Refer to figures 8-1, 8-2, 8-3, and 8-4 for key
number locations.
Note
Inspect the guide surface on the
module and the corresponding seating
area in the housing before installing
the module base assembly. To avoid
affecting performance of the
instrument these surfaces must be
free of dust, dirt, scratches, and
contamination.
Ensure the module base seal is in
good condition. Do not reuse a
damaged or worn seal.
1. Ensure the module base seal (key 237) is properly
installed in the housing (key 1). Ensure the O-ring
(key 12) is in place on the module base assembly.
2. Connect the terminal box connector to the PWB
assembly (key 50). Orientation of the connector is
required.
3. Connect the travel sensor connector to the PWB
assembly (key 50). Orientation of the connector is
required.
7

Maintenance and Troubleshooting
September 2013 7-5
4. Insert the module base (key 2) into the housing
(key 1).
5. Install three socket head screws (key 38) in the
module base into the housing. If not already installed,
press three retaining rings (key 154) into the module
base. Evenly tighten the screws in a crisscross pattern
to a final torque of 16 Nm (138 lbfin).
WARNING
Personal injury, property damage, or
disruption of process control can
result if the cable assemblies/wiring
are damaged when attaching the
cover to the module base assembly.
Ensure that the cable assemblies/
wiring are position in the cavity of the
module base so they do not get
compressed or damaged when
attaching the cover to the module
base assembly in step 6.
6. Attach the cover (key 43) to the module base
assembly.
7. For sliding-stem applications only, install the
protective shield onto the side of the replacement
module base assembly (see figures 2-1 and 2-2).
Submodule Maintenance
For DVC6010 SIS, DVC6020 SIS, DVC6030 SIS,
and DVC6005 SIS
CAUTION
Exercise care when performing
maintenance on the module base.
Reinstall the cover to protect the I/P
converter and gauges when servicing
other submodules.
In order to maintain accuracy
specifications, do not strike or drop
the I/P converter during submodule
maintenance.
The digital valve controller’s module base contains the
following submodules: I/P converter, PWB assembly,
and pneumatic relay. If problems occur, these
submodules may be removed from the module base
SCREEN (FILTER)
LOCATED IN I/P
CONVERTER
SUPPLY PORT
Figure 7-2. I/P Filter Location
O-RING LOCATED
IN I/P CONVERTER
OUTPUT PORT
W8072-1
and replaced with new submodules. After replacing a
submodule, the module base may be put back into
service.
I/P Converter
Refer to figures 8-1 through 8-4 for key number
locations. The I/P converter (key 41) is located on the
front of the module base.
Note
After I/P converter submodule
replacement, calibrate the digital valve
controller to maintain accuracy
specifications.
Replacing the I/P Filter
A screen in the supply port beneath the I/P converter
serves as a secondary filter for the supply medium. To
replace this filter, perform the following procedure:
1. Remove the I/P converter (key 41) and shroud
(key 169) as described in the Removing the I/P
Converter procedure.
2. Remove the screen (key 231) from the supply port.
3. Install a new screen in the supply port as shown in
figure 7-2.
4. Inspect the O-ring (key 39) in the I/P output port. if
necessary, replace it.
7

DVC6000 SIS
September 2013
7-6
Figure 7-3. I/P ConverterW9328-1
SOCKET-HEAD
SCREWS (4)
(KEY 23)
SHROUD
(KEY 169)
I/P CONVERTER
(KEY 41)
BOOTS
(KEY 210)
5. Reinstall the I/P converter (key 41) and shroud
(key 169) as described in the Replacing the I/P
Converter procedure.
Removing the I/P Converter
1. Remove the front cover (key 43), if not already
removed.
2. Refer to figure 7-3. Using a 2.5 mm hex socket
wrench, remove the four socket-head screws (key 23)
that attach the shroud (key 169) and I/P converter
(key 41) to the module base (key 2).
3. Remove the shroud (key 169); then pull the I/P
converter (key 41) straight out of the module base
(key 2). Be careful not to damage the two electrical
leads that come out of the base of the I/P converter.
4. Ensure that the O-ring (key 39) and screen
(key 231) stay in the module base and do not come
out with the I/P converter (key 41).
Replacing the I/P Converter
1. Refer to figure 7-2. Inspect the condition of the
O-ring (key 39) and screen (key 231) in the module
base (key 2). Replace them, if necessary. Apply
silicone lubricant to the O-rings.
2. Ensure the two boots (key 210) shown in figure 7-3
are properly installed on the electrical leads.
3. Install the I/P converter (key 41) straight into the
module base (key 2), taking care that the two electrical
leads feed into the guides in the module base. These
guides route the leads to the printed wiring board
assembly submodule.
4. Install the shroud (key 169) over the I/P converter
(key 41).
5. Install the four socket-head screws (key 23) and
evenly tighten them in a crisscross pattern to a final
torque of 1.6 Nm (14 lbfin).
6. After replacing the I/P converter, calibrate travel or
perform touch-up calibration to maintain accuracy
specifications.
PWB (Printed Wiring Board) Assembly
Refer to figures 8-1 through 8-4 for key number
locations. The PWB assembly (key 50) is located on
the back of the module base assembly (key 2).
Note
If the PWB assembly submodule is
replaced, calibrate and configure the
digital valve controller to maintain
accuracy specifications.
Removing the Printed Wiring Board
Assembly
1. Separate the module base from the housing by
performing the Removing the Module Base procedure.
2. Remove three screws (key 33).
3. Lift the PWB assembly (key 50) straight out of the
module base (key 2).
4. Ensure that the O-rings (key 40) remain in the
pressure sensor bosses on the module base assembly
(key 2) after the PWB assembly (key 50) has been
removed.
Replacing the PWB Assembly and Setting
the DIP Switch
1. Apply silicone lubricant to the pressure sensor
O-rings (key 40) and install them on the pressure
sensor bosses in the module base assembly.
2. Properly orient the PWB assembly (key 50) as you
install it into the module base. The two electrical leads
from the I/P converter (key 41) must guide into their
receptacles in the PWB assembly and the pressure
sensor bosses on the module base must fit into their
receptacles in the PWB assembly.
3. Push the PWB assembly (key 50) into its cavity in
the module base.
4. Install and tighten three screws (key 33) to a torque
of 1 Nm (10.1 lbfin).
5. Set the DIP switch on the PWB assembly
according to table 7-2.
7

Maintenance and Troubleshooting
September 2013 7-7
Figure 7-4. DIP Switch Location
BACK OF PWB ASSEMBLY
SUB-MODULE
DIP SWITCH
UP
DOWN
TRAVEL SENSOR
CONNECTOR
TERMINAL BOX
CONNECTOR
Table 7-2. DIP Switch Configuration(1)
Operational Mode Switch Position
Multi-drop Loop UP
Point-to-Point Loop DOWN
1. Refer to figure 7-4 for switch location.
Note
For the digital valve controller to
operate with a 4-20 mA control signal,
the DIP switch must be in the
point-to-point loop position, as shown
in table 7-2.
For the digital valve controller to
operate with a 24 VDC voltage control
signal, the DIP switch must be in the
multi-drop loop position, as shown in
table 7-2.
6. Reassemble the module base to the housing by
performing the Replacing the Module Base procedure.
7. Setup and calibrate the digital valve controller.
Figure 7-5. Pneumatic Relay Assembly
W8074
RELAY SEAL
Pneumatic Relay
Refer to figures 8-1 through 8-4 for key number
locations. The pneumatic relay (key 24) is located on
the front of the module base.
Note
After relay submodule replacement,
calibrate the digital valve controller to
maintain accuracy specifications.
Removing the Pneumatic Relay
1. Loosen the four screws that attach the relay
(key 24) to the module base. These screws are
captive in the relay.
2. Remove the relay.
Replacing the Pneumatic Relay
1. Visually inspect the holes in the module base to
ensure they are clean and free of obstructions. If
cleaning is necessary, do not enlarge the holes.
2. Apply silicone lubricant to the relay seal and
position it in the grooves on the bottom of the relay as
shown in figure 7-5. Press small seal retaining tabs
into retaining slots to hold relay seal in place.
3. Position the relay (with shroud) on the module
base. Tighten the four screws, in a crisscross pattern,
to a final torque of 2 Nm (20.7 lbfin).
4. Using the Field Communicator, verify that the value
for Relay Type parameter matches the relay type
installed.
5. After replacing the relay and verifying the relay
type, calibrate travel to maintain accuracy
specifications.
7

DVC6000 SIS
September 2013
7-8
Gauges, Pipe Plugs, or Tire Valves
Depending on the options ordered, the DVC6000 SIS
digital valve controller will be equipped with either
gauges (key 47), pipe plugs (key 66), or tire valves
(key 67). Single-acting direct instruments will also
have a screen (key 236, figure 8-5). These are located
on the top of the module base next to the relay.
Perform the following procedure to replace the
gauges, tire valves, or pipe plugs. Refer to figures 8-1
through 8-5 for key number locations.
1. Remove the front cover (key 43).
2. Remove the gauge, pipe plug, or tire valve as
follows:
For gauges (key 47), the flats are on the gauge case.
Use a wrench on the flats of the gauge to remove the
gauge from the module base. For double-acting
instruments, to remove the supply gauge remove one
of the output gauges.
For pipe plugs (key 66) and tire valves (key 67),
use a wrench to remove these from the module base.
3. Apply anti-seize (key 64) to the threads of the
replacement gauges, pipe plugs, or tire valves.
4. Using a wrench, screw the gauges, pipe plugs, or
tire valves into the module base.
Terminal Box
For DVC6010 SIS, DVC6020 SIS, DVC6030 SIS,
and DVC6005 SIS
Refer to figures 8-1 through 8-4 for key number
locations.
The terminal box is located on the housing and
contains the terminal strip assembly for field wiring
connections.
Note
This procedure also applies to the
DVC6005 SIS remote terminal box.
Removing the Terminal Box
WARNING
To avoid personal injury or property
damage caused by fire or explosion,
remove power to the instrument
before removing the terminal box
cover in an area which contains a
potentially explosive atmosphere or
has been classified as hazardous.
1. Loosen the set screw (key 58) in the cap (key 4) so
that the cap can be unscrewed from the terminal box.
2. After removing the cap (key 4), note the location of
field wiring connections and disconnect the field wiring
from the terminal box.
3. Separate the module base from the housing by
performing the Removing the Module Base procedure.
4. Remove the screw (key 72). Pull the terminal box
assembly straight out of the housing.
5. Remove two wire retainers (key 44), internal and
external to the terminal box.
Replacing the Terminal Box
Note
Inspect all O-rings for wear and
replace as necessary.
1. Install two wire retainers (key 44), internal and
external to the terminal box.
2. Apply silicone lubricant to the O-ring (key 35) and
install the O-ring over the stem of the terminal box.
3. Insert the terminal box assembly stem into the
housing until it bottoms out. Position the terminal box
assembly so that the hole for the screw (key 72) in the
terminal box aligns with the threaded hole in the
housing. Install the screw (key 72).
4. Connect the terminal box connector to the PWB
assembly (key 50). Orientation of the connector is
required.
5. Reassemble the module base to the housing by
performing the Replacing the Module Base procedure.
6. Reconnect the field wiring as noted in step 2 in the
Removing the Terminal Box procedure.
7

Maintenance and Troubleshooting
September 2013 7-9
7. Apply silicone lubricant to the O-ring (key 36) and
install the O-ring over the 2-5/8 inch threads of the
terminal box. Use of a tool is recommended to prevent
cutting the O-ring while installing it over the threads.
8. Apply lubricant (key 63) to the 2-5/8 inch threads
on the terminal box to prevent seizing or galling when
the cap is installed.
9. Screw the cap (key 4) onto the terminal box.
10. Install a set screw (key 58) into the cap (key 4).
Loosen the cap (not more than 1 turn) to align the set
screw over one of the recesses in the terminal box.
Tighten the set screw (key 58).
11. Apply anti-seize (key 64) to the conduit entrance
plug (key 62) and install it into the unused conduit
entry of the terminal box.
Travel Sensor
For DVC6010 SIS, DVC6015, DVC6020 SIS
DVC6025, DVC6030 SIS, and DVC6035
Replacing the travel sensor requires removing the
digital valve controller from the actuator.
WARNING
To avoid personal injury or property
damage caused by fire or explosion,
remove power to the instrument
before removing the potentiometer in
an area which contains a potentially
explosive atmosphere or has been
classified as hazardous.
Disassembly
Note
If the feedback arm (key 79) or
feedback arm assembly (key 84) is
removed from the digital valve
controller, the travel sensor (key 77)
must be recalibrated.
DVC6010 SIS Digital Valve Controller and
DVC6015 Remote Feedback Unit
Refer to figure 8-1 for DVC6010 SIS and 8-6 for
DVC6015 key number locations.
1. Remove piping and fittings from the instrument.
2. Disconnect the adjustment arm from the connector
arm and the feedback arm (see figures 2-1 and 2-2).
3. Remove the instrument from the actuator.
4. Loosen the screw (key 80) that secures the
feedback arm (key 79) to the travel sensor shaft.
5. Remove the feedback arm (key 79) from the travel
sensor shaft.
If disassembling a DVC6010 SIS digital valve
controller, use step 6a. If disassembling a DVC6015
remote feedback unit, use step 6b.
6. a. Separate the module base from the housing by
performing the Removing the Module Base procedure.
b. Disconnect the three potentiometer assembly
wires from the terminal.
7. Remove the screw (key 72) that fastens the travel
sensor assembly to the housing.
8. Pull the travel sensor assembly (key 223) straight
out of the housing.
DVC6020 SIS Digital Valve Controller and
DVC6025 Remote Feedback Unit
Refer to figure 8-2 for DVC6020 SIS and 8-7 for
DVC6025 key number locations.
1. Remove piping and fittings from the instrument.
2. Remove the digital valve controller from the
actuator.
3. Disconnect the bias spring (key 82) from the
feedback arm assembly (key 84) and the arm
assembly (key 91). Remove the mounting bracket
(key 74) from the back of the digital controller. If the
torsion spring (key 93) needs to be replaced, ensure
that the shaft on which it is installed is smooth and
free of rough spots. Replace the entire feedback arm
assembly if necessary.
4. Loosen the screw (key 80) that secures the arm
assembly to the travel sensor shaft.
5. Remove the arm assembly (key 91) from the travel
sensor assembly (key 77) shaft.
If disassembling a DVC6020 SIS digital valve
controller, use step 6a. If disassembling a DVC6025
remote feedback unit, use step 6b.
6. a. Separate the module base from the housing by
performing the Removing the Module Base procedure.
7

DVC6000 SIS
September 2013
7-10
b. Disconnect the three potentiometer assembly
wires from the terminal.
7. Remove the screw (key 72) that fastens the travel
sensor assembly to the housing.
8. Pull the travel sensor assembly (key 223) straight
out of the housing.
DVC6030 SIS Digital Valve Controller and
DVC6035 Remote Feedback Unit
Refer to figure 8-3 for DVC6030 SIS and 8-8 for
DVC6035 key number locations.
1. Remove piping and fittings from the instrument.
2. Remove the digital valve controller from the
actuator.
3. Loosen the screw (key 80) that secures the
feedback arm (key 79) to the travel sensor shaft and
remove the feedback arm from the travel sensor shaft.
If disassembling a DVC6030 SIS digital valve
controller, use step 4a. If disassembling a DVC6035
remote feedback unit, use step 4b.
4. a. Separate the module base from the housing by
performing the Removing the Module Base procedure.
b. Disconnect the three potentiometer assembly
wires from the terminal.
5. From within the housing, unscrew the travel sensor
assembly (key 223) from the housing.
Assembly
Note
If the feedback arm (key 79) or
feedback arm assembly (key 84) is
removed from the digital valve
controller, the travel sensor (key 77)
must be recalibrated.
DVC6010 SIS Digital Valve Controller and
DVC6015 Remote Feedback Unit
Refer to figure 8-1 for DVC6010 SIS and 8-6 for
DVC6015 key number locations.
1. Insert the travel sensor assembly (key 223) into the
housing (key 1). Secure the travel sensor assembly
with screw (key 72).
If assembling a DVC6010 digital valve controller, use
step 2a. If assembling a DVC6015 remote feedback
unit, use step 2b.
2. a. Connect the travel sensor connector to the PWB
as described in the Replacing the Module Base
procedure.
b. Connect the three travel sensor wires to the
terminals.
Note
For the DVC6015 feedback unit,
connect the potentiometer assembly
(key 223) wires to the terminals as
follows:
red terminal 1
white terminal 2
black terminal 3
3. Loosely assemble the bias spring (key 78), screw
(key 80), plain washer (key 163), and nut (key 81) to
the feedback arm (key 79), if not already installed.
4. Attach the feedback arm (key 79) to the travel
sensor shaft.
Two methods are available for adjusting the travel
sensor. You can use a multimeter to measure the
potentiometer resistance, or if you have a Field
Communicator, you can use the procedure in the
Calibration section. To use the multimeter, perform
steps 5 through 13. To use the Field Communicator,
skip to step 14.
Travel Sensor Adjustment with a Multimeter
5. Align the feedback arm (key 79) to the housing
(key 1) by inserting the alignment pin (key 46) through
the hole marked “A” on the feedback arm. Fully
engage the alignment pin into the tapped hole in the
side of the housing. Position the feedback arm so that
the surface is flush with the end of the travel sensor
shaft.
6. Connect a multimeter set to a resistance range of
50,000 ohms. Measure the resistance between pins 1
and 3 of the travel sensor connector. Refer to figure
7-6 for pin location. The resistance should be between
40,000 and 50,000 ohms.
7. Multiply the result in step 6 by 0.046 to get a
calculated resistance. The calculated resistance
should be in the range of 1840 to 2300 ohms.
8. Re-range the multimeter to a resistance of 3000
ohms between pins 2 and 3 of the travel sensor
connector. Refer to figure 7-6 for pin location.
7

Maintenance and Troubleshooting
September 2013 7-11
NOTE:
THE POTENTIOMETER RESISTANCE BETWEEN PINS 2 AND 3 CAN BE
MEASURED AT THE CONNECTOR. INSERT TWO SHORT LENGTHS OF
22 AWG WIRE INTO THE PIN 2 AND 3 RECEPTACLES IN THE CONNECTOR.
CLIP ON LEADS FROM A DVM (DIGITAL VOLTMETER) TO MEASURE THE
RESISTANCE.
PIN 3
KEYED
PIN 2
CW
13
A6481/IL
1
1
TRAVEL SENSOR WIRES,
REMOTE MOUNT FEEDBACK UNITS
(DVC6015, DVC6025 AND DVC6035)
19B6835-B
TRAVEL SENSOR CONNECTOR,
(DVC6010 SIS, DVC6020 SIS, DVC6030 SIS)
Figure 7-6. Potentiometer Resistance Measurement
9. Adjust the travel sensor shaft to obtain the
calculated resistance determined in step 7, $100
ohms.
Note
In the next step, be sure the feedback
arm surface remains flush with the end
of the travel sensor shaft.
10. While observing the resistance, tighten the screw
(key 80) to secure the feedback arm to the travel
sensor shaft. Be sure the resistance reading remains
within the range listed in step 7, $100 ohms. Paint the
screw to discourage tampering with the connection.
11. Disconnect the multimeter from the travel sensor
connector.
12. For the DVC6010 SIS only, connect the travel
sensor connector to the PWB as described in
Replacing the Module Base.
13. Travel sensor replacement is complete. Install the
digital valve controller on the actuator.
Travel Sensor Adjustment with the Field
Communicator
The next two steps do not apply if you used a
multimeter to adjust the travel sensor. Perform these
steps only if you elected to adjust the travel sensor
using the Field Communicator.
14. For the DVC6010 SIS, connect the travel sensor
connector to the PWB as described in Replacing the
Module Base.
15. For both DVC6010 SIS and DVC6015, perform
the appropriate Travel Sensor Adjust procedure in the
Calibration section.
7

DVC6000 SIS
September 2013
7-12
DVC6020 SIS Digital Valve Controller and
DVC6025 Remote Feedback Unit
Refer to figure 8-2 for DVC6020 SIS and 8-7 for
DVC6025 key number locations.
1. Insert the travel sensor assembly (key 223) into the
housing. Secure the travel sensor assembly with
screw (key 72).
If assembling a DVC6020 SIS digital valve controller,
use step 2a. If assembling a DVC6025 remote
feedback unit, use step 2b.
2. a. Connect the travel sensor connector to the PWB
as described in Replacing the Module Base.
b. Connect the three travel sensor wires to the
terminals.
Note
For the DVC6025 feedback unit,
connect the potentiometer assembly
(key 223) wires to the terminals as
follows:
red terminal 1
white terminal 2
black terminal 3
3. Loosely assemble the screw (key 80), plain washer
(key 163), and nut (key 81) to the arm assembly
(key 91), if not already installed.
4. Attach the arm assembly (key 91) to the travel
sensor assembly (key 223) shaft.
Two methods are available for adjusting the travel
sensor. You can use a multimeter to measure the
potentiometer resistance, or if you have a Field
Communicator, you can use the procedure in the
Calibration section. To use the multimeter, perform
steps 5 through 17. To use the Field Communicator,
skip to step 18.
Travel Sensor Adjustment with a Multimeter
5. Connect a multimeter set to a resistance range of
50,000 ohms. Measure the resistance between pins 1
and 3 of the travel sensor connector. Refer to figure
7-6 for pin location. The resistance should be between
40,000 and 50,000 ohms.
6. Multiply the result in step 5 by 0.142 to get a
calculated resistance. The calculated resistance
should be in the range of 5680 to 7100 ohms.
7. Re-range the multimeter to a resistance of 7000
ohms between pins 2 and 3 of the travel sensor
connector. Refer to figure 7-6 for pin location.
8. Hold the arm assembly (key 91) in a fixed position
so that the arm is parallel to the housing back plane
and pointing toward the terminal box. Position the arm
assembly so that the outer surface is flush with the
end of the travel sensor shaft.
9. Adjust the travel sensor shaft to obtain the
calculated resistance determined in step 6, $100
ohms.
Note
In the next step, be sure the arm
assembly outer surface remains flush
with the end of the travel sensor shaft.
10. While observing the resistance, tighten the screw
(key 80) to secure the feedback arm to the travel
sensor shaft. Be sure the resistance reading remains
within the range listed in step 6, $100 ohms. Paint the
screw to discourage tampering with the connection.
11. Disconnect the multimeter from the travel sensor
connector.
12. Apply anti-seize (key 64) to the pin portion of the
arm assembly (key 91).
13. Position the mounting bracket over the back of the
digital valve controller. Push the feedback arm
assembly (key 84) toward the housing and engage the
pin of the arm assembly into the slot in the feedback
arm.
14. Install the mounting bracket (key 74).
15. Install the bias spring (key 82) as shown in
figure 7-7.
16. For the DVC6020 SIS only, connect the travel
sensor connector to the PWB as described in
Replacing the Module Base.
17. Travel sensor replacement is complete. Install the
digital valve controller on the actuator.
Travel Sensor Adjustment with the Field
Communicator
The next two steps do not apply if you used a
multimeter to adjust the travel sensor. Perform these
steps only if you elected to adjust the travel sensor
using the Field Communicator.
18. For the DVC6020 SIS only, connect the travel
sensor connector to the PWB as described in
Replacing the Module Base.
7

Maintenance and Troubleshooting
September 2013 7-13
Figure 7-7. FIELDVUE DVC6020 SIS Bias Spring (key 82)
Installation
BIAS SPRING
(KEY 82)
ARM ASSEMBLY
(KEY 91)
FEEDBACK
ARM
ASSEMBLY
(KEY 84)
NOTE:
INSTALL BIAS SPRING WITH SMALLER DIAMETER HOOK
CONNECTED TO ARM ASSEMBLY (KEY 91) AND WITH BOTH HOOK
OPENINGS TOWARD CENTER OF BRACKET.
19. For both the DVC6020 SIS and the DVC6025,
perform the appropriate Travel Sensor Adjust
procedure in the Calibration section.
DVC6030 SIS Digital Valve Controller and
DVC6035 Remote Feedback Unit
Refer to figure 8-3 for DVC6030 SIS and 8-8 for
DVC6035 key number locations.
1. Apply lubricant (key 63) to the travel sensor
assembly threads.
2. Screw the travel sensor assembly (key 223) into
the housing until it is tight.
If assembling a DVC6030 SIS digital valve controller,
use step 3a. If assembling a DVC6035 remote
feedback unit, use step 3b.
3. a. Connect the travel sensor connector to the PWB
as described in the Replacing the Module Base
procedure.
b. Connect the three travel sensor wires to the
terminals.
Note
For the DVC6035 feedback unit,
connect the potentiometer assembly
(key 223) wires to the terminals as
follows:
red terminal 1
white terminal 2
black terminal 3
4. Loosely assemble the bias spring (key 78), screw
(key 80), plain washer (key 163), and nut (key 81) to
the feedback arm (key 79), if not already installed.
5. Attach the feedback arm (key 79) to the travel
sensor shaft.
Two methods are available for adjusting the travel
sensor. You can use a multimeter to measure the
potentiometer resistance, or if you have a Field
Communicator, you can use the procedure in the
Calibration section. To use the multimeter, perform
steps 6 through 14. To use the Field Communicator,
skip to step 15.
Travel Sensor Adjustment with a Multimeter
6. Align the feedback arm (key 79) to the housing
(key 1) by inserting the alignment pin (key 46) through
the hole marked “A” on the feedback arm. Fully
engage the alignment pin into the tapped hole in the
housing. Position the feedback arm so that the outer
surface is flush with the end of the travel sensor shaft.
7. Connect a multimeter set to a resistance range of
50,000 ohms. Measure the resistance between pins 1
and 3 of the travel sensor connector. Refer to figure
7-6 for pin location. The resistance should be between
40,000 and 50,000 ohms.
8. Multiply the result in step 7 by 0.042 to get a
calculated resistance. The calculated resistance
should be in the range of 1680 to 2100 ohms.
9. Re-range the multimeter to a resistance of 3000
ohms between pins 2 and 3 of the travel sensor
connector. Refer to figure 7-6 for pin location.
10. Adjust the travel sensor shaft to obtain the
calculated resistance determined in step 8, $100
ohms.
Note
In the next step, be sure the feedback
arm outer surface remains flush with
the end of the travel sensor shaft.
7

DVC6000 SIS
September 2013
7-14
11. While observing the resistance, tighten the screw
(key 80) to secure the feedback arm to the travel
sensor shaft. Be sure the resistance reading remains
within the range listed in step 8, $100 ohms. Paint the
screw to discourage tampering with the connection.
12. Disconnect the multimeter from the travel sensor
connector.
13. For the DVC6030 SIS only, connect the travel
sensor connector to the PWB as described in
Replacing the Module Base.
14. Travel sensor replacement is complete. Install the
digital valve controller on the actuator as described in
the Installation section.
Travel Sensor Adjustment with the Field
Communicator
The next two steps do not apply if you used a
multimeter to adjust the travel sensor. Perform these
steps only if you elected to adjust the travel sensor
using the Field Communicator.
15. For the DVC6030 SIS only, connect the travel
sensor connector to the PWB as described in
Replacing the Module Base.
16. For both the DVC6030 SIS and the DVC6035,
perform the appropriate Travel Sensor Adjust
procedure in the Calibration section.
Troubleshooting
If communication or output difficulties are experienced
with the instrument, refer to the troubleshooting chart
in table 7-3. Also see the DVC6000 SIS
Troubleshooting Checklist on page 7-18.
Checking Voltage Available
WARNING
Personal injury or property damage
caused by fire or explosion may occur
if this test is attempted in an area
which contains a potentially explosive
atmosphere or has been classified as
hazardous.
To check the Voltage Available at the instrument,
perform the following:
1. Connect the equipment in figure 2-25 to the field
wiring in place of the FIELDVUE instrument.
2. Set the control system to provide maximum output
current.
3. Set the resistance of the 1 kilohm potentiometer
shown in figure 2-25 to zero.
4. Record the current shown on the milliammeter.
5. Adjust the resistance of the 1 kilohm potentiometer
until the voltage read on the voltmeter is 11.0 volts.
6. Record the current shown on the milliammeter.
7. If the current recorded in step 6 is the same as that
recorded in step 4 (± 0.08 mA), the voltage available is
adequate.
8. If the voltage available is inadequate, refer to
Wiring Practices in the Installation section.
7

Maintenance and Troubleshooting
September 2013 7-15
LOOP + / TEST +
TEST −
DCS SYSTEM (OR OTHER
CURRENT SOURCE)
4−20mA
CURRENT
SOURCE
+
−
LOOP −
LOOP + / TEST +
LOOP + / TEST +
TEST −
NOTES:
1. MULTIMETER MEASURING 0.000 TO 1.0000 VDC
2. TYPICAL READINGS 0.004 VDC TO 0.020 VDC
3. OHM’S LAW—V = I x R, WHERE R = PRECISION 1 OHM RESISTOR, V = I x 1, SO V= I
MULTIMETER
(SEE NOTES
BELOW)
0.020
DVC6000 SIS DIGITAL VALVE
CONTROLLER TERMINAL BOX
Figure 7-8. Check the Loop Current using the TEST Terminals
Checking the Loop Current Without
Disturbing the Loop Wiring
WARNING
Personal injury or property damage
caused by fire or explosion may occur
if this test is attempted in an area
which contains a potentially explosive
atmosphere or has been classified as
hazardous.
To check the loop current without disturbing the loop
wiring perform the following procedure.
1. With the FIELDVUE instrument connected to a
current source connect a digital multimeter reading
Volts DC ( 0 to 1 VDC or mV scale) to the TEST
terminals as shown in figure 7-8.
2. The reading at the test terminals is proportional to
the loop current [0.004 V = 0.004 A (4 MA)] mA of
loop current). Refer to Specifications, table 1-2, to
determine if the current is sufficient.
7

DVC6000 SIS
September 2013
7-16
Table 7-3. Instrument Troubleshooting
Symptom Possible Cause Action
1. Analog input reading at
instrument does not match
actual current provided.
1a. Control mode not Analog. 1a. Check the control mode using the Field Communicator. If
in the Digital or Test mode, the instrument receives its set
point as a digital signal. Control is not based on input current.
Change Control Mode to Analog.
1b. Low control system compliance voltage. 1b. Check system compliance voltage (see Wiring Practices
in the Installation section.
1c. Instrument shutdown due to self test failure. 1c. Check instrument status using the Field Communicator
(see Viewing Instrument Status in the Viewing Device
Information section).
1d. Analog input sensor not calibrated. 1d. Calibrate the analog input sensor (see Analog Input
Calibration in the Calibration section).
1e. Current leakage. 1e. Excessive moisture in the terminal box can cause current
leakage. Typically the current will vary randomly if this is the
case. Allow the inside of the terminal box to dry, then retest.
2. Instrument will not
communicate. 2a. Insufficient Voltage Available. 2a. Calculate Voltage Available (see Wiring Practices in the
Installation section). Voltage Available should be greater than
or equal to 11 VDC.
2b. Controller output Impedance too low. 2b. Install a HART filter after reviewing Control System
Compliance Voltage requirements (see Wiring Practices in the
Installation section).
2c. Cable capacitance too high. 2c. Review maximum cable capacitance limits (see Wiring
Practices in the Installation section).
2d. HART filter improperly adjusted. 2d. Check filter adjustment (see the appropriate HART filter
instruction manual).
2e. Improper field wiring. 2e. Check polarity of wiring and integrity of connections. Make
sure cable shield is grounded only at the control system.
2f. Controller output providing less than 4 mA to loop. 2f. Check control system minimum output setting, which
should not be less than 3.8 mA.
2g. Disconnected loop wiring cable at PWB. 2g. Verify connectors are plugged in correctly.
2h. PWB DIP switch not set properly. 2h. Check for incorrect setting or broken DIP switch on the
back of the PWB. Reset switch or replace PWB, if switch is
broken. See table 7-2 for switch setting information
2j. PWB failure. 2j. Use a 4−20 mA current source to apply power to the
instrument. Terminal voltage across the LOOP+ and LOOP−
terminals should be 9 to 10.5 VDC. If the terminal voltage is
not 9 to 10.5 VDC, replace the PWB.
2k. Polling address incorrect. 2k. Use the Field Communicator to set the polling address
(refer to the Detailed Setup section). From the Utilities menu,
select Configure Communicator and Polling. Select Always
Poll. Set the instrument polling address to 0.
2l. Defective terminal box. 2l. Check continuity from each screw terminal to the
corresponding PWB connector pin. If necessary, replace the
terminal box assembly.
2m. Defective Field Communicator or ValveLink
modem cable. 2m. If necessary, repair or replace cable.
2n. ValveLink modem defective or not compatible
with PC. 2n. Replace ValveLink modem.
2p. ValveLink hardlock defective or not programmed. 2p. Replace if defective or return to factory for programming.
3. Instrument will not
calibrate, has sluggish
performance or oscillates.
3a. Travel sensor seized, will not turn. 3a. Rotate feedback arm to ensure it moves freely. If not,
replace the pot/bushing assembly.
3b. Broken travel sensor wire(s). 3b. Inspect wires for broken solder joint at pot or broken wire.
Replace pot/bushing assembly.
3c. Travel sensor misadjusted. 3c. Perform Travel Sensor Adjust procedure in the Calibration
section.
3d. Open travel sensor. 3d. Check for continuity in electrical travel range. If necessary,
replace pot/bushing assembly.
3e. Cables not plugged into PWB correctly. 3e. Inspect connections and correct.
3f. Feedback arm loose on pot. 3f. Perform Travel Sensor Adjust procedure in the Calibration
section.
3g. Feedback arm bent/damaged or bias spring
missing/damaged. 3g. Replace feedback arm and bias spring.
−continued−
7

Maintenance and Troubleshooting
September 2013 7-17
Table 7-3. Instrument Troubleshooting (Continued)
Symptom ActionPossible Cause
3h. Configuration errors. 3h. Verify configuration:
If necessary, set protection to None.
If Out of Service, place In Service.
Check:
Travel Sensor Motion
Tuning set
Zero power condition
Feedback Connection
Control mode (should be Analog)
Restart control mode (should be Analog)
3j. Restricted pneumatic passages in I/P converter. 3j. Check screen in I/P converter supply port of the module
base. Replace if necessary. If passages in I/P converter
restricted, replace I/P converter.
3k. O-ring(s) between I/P converter ass’y missing or hard
and flattened losing seal. 3k. Replace O-ring(s).
3l. I/P converter ass’y damaged/corroded/clogged. 3l. Check for bent flapper, open coil (continuity),
contamination, staining, or dirty air supply. Coil resistance
should be between 1680 - 1860 ohms. Replace I/P assembly if
damaged, corroded, clogged, or open coil.
3m. I/P converter ass’y out of spec. 3m. I/P converter ass’y nozzle may have been adjusted. Verify
drive signal (55 to 80% for double-acting; 60 to 85% for
single-acting) with the valve off the stops. Replace I/P
converter ass’y if drive signal is continuously high or low.
3n. Defective module base seal. 3n. Check module base seal for condition and position. If
necessary, replace seal.
3p. Defective relay. 3p. Depress relay beam at adjustment location in shroud, look
for increase in output pressure. Remove relay, inspect relay
seal. Replace relay seal or relay if I/P converter assembly
good and air passages not blocked. Check relay adjustment.
3q. Defective 67CFR regulator, supply pressure gauge
jumps around. 3q. Replace 67CFR regulator.
4. ValveLink diagnostic tests
provide erroneous results. 4a. Bent or defective pressure sensor. 4a. Replace PWB.
4b. Pressure sensor O-ring missing. 4b. Replace O-ring.
5. Field Communicator does
not turn on. 5a. Battery pack not charged. 5a. Charge battery pack.
Note: Battery pack can be charged while attached to the Field
communicator or separately. The Field Communicator is fully
operable while the battery pack is charging. Do not attempt to
charge the battery pack in a hazardous area.
7

DVC6000 SIS
September 2013
7-18
DVC6000 SIS Troubleshooting Checklist
1. Instrument serial number as read from nameplate ________________________________________________
2. Is the digital valve controller responding to the control signal? Yes _________ No _________
If not, describe
3. Measure the voltage across the “Loop −” and Loop +” terminal box screws when the commanded current is
4.0 mA and 20.0 mA: V @ 4.0 mA V @ 20.0 mA.
(These values should be around 9.6 V @ 4.0 mA and 10.3 V @ 20 mA.
4. Is it possible to communicate via HART to the digital valve controller? Yes _________ No _________
5. What is the Diagnostic Tier of the digital valve controller? SIS
6. What is the firmware version of the digital valve controller?
7. What is the hardware version of the digital valve controller?
8. Is the digital valve controller’s Instrument Mode “In Service”? Yes _________ No _________
9. Is the digital valve controller’s Control Mode set to “Analog”? Yes _________ No _________
10. Is it on Travel or Pressure control?
11. What are the following parameter readings?
Input Signal _________ Drive Signal _________%
Supply Pressure _________ Pressure A _________ Pressure B _________
Travel Target _________% Travel _________%
12. What are the following alert readings?
Fail alerts _______________________________________________________________________________
Valve alerts _____________________________________________________________________________
Operational status ________________________________________________________________________
Alert event record entries __________________________________________________________________
13. Export ValveLink data (if available) for the device (Status Monitor, Detailed Setup, etc.).
Mounting
1. Which DVC6000 SIS do you have? DVC6010 ____ DVC6020 ____ DVC6030 ____ Remote Mount? ____
2. What Make, Brand, Style, Size, etc. actuator is the DVC6000 SIS mounted on? ________________________
3. What is the full travel of the valve? ____________________________________________________________
4. What is the Mounting Kit part number? _________________________________________________________
5. If mounting kits are made by LBP/Customer, please provide pictures of installation.
6. Is the Mounting kit installed per the instructions? Yes _________ No _________
7. What is the safe position of the valve? Fail closed _________ Fail open _________
8. For a DVC6010 SIS or DVC6030 SIS: During full travel of the actuator, does the DVC6000 feedback arm
move below the “A” or above the “B” alignment positions? (It should not) Yes _________ No _________
7

Parts
September 2013 8-1
8-8
Section 8 Parts
Parts Ordering 8-2...........................................................
Parts Kits 8-2................................................................
Parts List 8-4................................................................
Housing 8-4.................................................................
Common Parts 8-4..........................................................
Module Base 8-4............................................................
I/P Assembly 8-4............................................................
Relay 8-4....................................................................
Terminal Box 8-5............................................................
PWB Assembly 8-5..........................................................
Pressure Gauges, Pipe Plugs, or Tire Valve Assemblies 8-5...................
Feedback / Remote Travel Parts 8-5.........................................
LC340 Line Conditioner 8-6..................................................
8

DVC6000 SIS
September 2013
8-2
Parts Ordering
Whenever corresponding with your Emerson Process
Management sales office about this equipment,
always mention the controller serial number. When
ordering replacement parts, refer to the 11-character
part number of each required part as found in the
following parts list. Parts which do not show part
numbers are not orderable.
WARNING
Use only genuine Fisher replacement
parts. Components that are not
supplied by Emerson Process
Management should not, under any
circumstances, be used in any Fisher
instrument. Use of components not
supplied by Emerson Process
Management may void your warranty,
might adversely affect the
performance of the valve, and could
cause personal injury and property
damage.
Note
All part numbers are for both
aluminum and stainless steel
constructions, unless otherwise
indicated.
Parts Kits
Kit Description Part Number
1* Elastomer Spare Parts Kit (kit contains parts to
service one digital valve controller)
Standard 19B5402X012
Extreme Temperature option
(fluorosilicone elastomers) 19B5402X022
2* Small Hardware Spare Parts Kit (kit contains parts
to service one digital valve controller) 19B5403X012
3 Conversion Kit (DVC6010 SIS to DVC6020 SIS
or DVC6015 to DVC6025)
Also see note below 19B5405X012
Note
When converting a DVC6010 SIS to a DVC6020 SIS for
pipe-away construction, also order pipe-away bracket
kit, item 6.
4 Conversion Kit (DVC6020 SIS to DVC6010 SIS or
DVC6025 to DVC6015) 14B5072X112
5 Feedback Arm Kit (contains feedback arm assembly, qty. 5,
to convert a 2052 size 2 and 3 DVC6020 to a
2051 size 1 DVC6020) GE44419X012
6 Alignment Pin Kit
[kit contains 15 alignment pins (key 46)] 14B5072X092
7 Pipe-Away Bracket Kit (DVC6020 SIS) [kit contains
mounting bracket (key 74) and O-ring (key 75)]
Standard 19B5404X012
Extreme Temperature option
(fluorosilicone elastomers) 19B5404X022
8* Seal Screen Kit
[kit contains 25 seal screens (key 231)
and 25 O-rings (key 39)]
Standard and Extreme Temperature option 14B5072X182
(fluorosilicone elastomers)
9 Terminal Box Kit
Aluminum
Standard 19B5401X012
Standard, Natural Gas approved 19B5401X072
Extreme Temperature option (fluorosilicone
elastomers) 19B5401X022
Extreme Temperature option (fluorosilicone
elastomers) Natural Gas approved 19B5401X082
Stainless Steel,
Natural Gas approved 19B5401X092
Extreme Temperature option(fluorosilicone
elastomers) Natural Gas approved 19B5401X112
10* I/P Converter Kit
Standard 38B6041X152
Extreme Temperature option
(fluorosilicone elastomers) 38B6041X132
8
*Recommended spare parts

Parts
September 2013 8-3
Kit Description Part Number
11 Adjustment Arm Kit
(includes washer, nut and adjustment arm) 14B5072X132
12* PTFE Sleeve Kit
[For pot bushing assembly (kit includes 10 sleeves and
Lubricant)]
DVC6010 SIS and DVC6020 SIS GE08726X012
DVC6030 SIS GE08727X012
13* Spare Module Base Assembly Kit,
[kit contains module base (key 2); drive screws, qty. 2,
(key 11); shield/label (key 19); hex socket cap screw, qty. 3,
(key 38); self tapping screw, qty. 2 (key 49); pipe plug, qty. 3
(key 61); retaining ring, qty. 3 (key 154); screen (key 236);
and flame arrestors, qty. 3 (key 243)]
Aluminum GE18654X012
Stainless Steel GE18654X022
14* Spare Housing Assembly Kit,
[kit contains housing (key 1); drive screw, qty. 2 (key 11);
shield (key 20); and screen (key 271)]
Aluminum
DVC6010 SIS/DVC6020 SIS GE18652X012
DVC6030 SIS GE18653X012
Stainless Steel
DVC6010 SIS/DVC6020 SIS GE18652X022
DVC6030 SIS GE18653X022
15 DVC6020 SIS Cam Adjustment Tool GE12742X012
16* Spare Shroud Kit GE29183X012
17 Travel Sensor with Feedback Arm Assembly
and PTFE Sleeve Kit
DVC6010 SIS GG09947X012
DVC6015 GG09948X012
DVC6020 SIS GG09949X012
DVC6025 GG09950X012
Remote Mount Kits
18 Remote Terminal Box Kit
Standard GE00418X012
19 Feedback Unit
DVC6015 49B7986X012
DVC6025 long arm 49B7987X012
DVC6025 Short Arm 49B7987X022
DVC6035 49B7988X012
DVC6035 (for GX actuator) 49B7988X022
20* Remote Mount Retrofit Kit
Note
This kit converts an existing DVC6000 SIS to the
remote mounted version. Note that the DVC6030 SIS
cannot be converted to the DVC6035.
DVC6010 SIS to DVC6005 SIS/DVC6015 DVC6015RMTR
DVC6010 SIS to DVC6005 SIS/DVC6035 DVC6035RMTR
DVC6020 SIS to DVC6005 SIS/DVC6025
(short arm) DVC6025RMSA
DVC6020 SIS to DVC6005 SIS/DVC6025
(long arm) DVC6025RMLA
Kit Description Part Number
21 Feedback Unit Termination Strip Kit GE00419X012
22 Pipestand/Wall Mounting Kit GE00420X012
Severe Service Linkage Kits
Note
All metallic parts (except coil springs) in the corrosion
kit and parts that experience rubbing or wear in the
wear kit are coated with a proprietary tungsten carbon
coating.
23 Corrosion Kit
DVC6010 SIS 0.25−2 Inch travel GE22667X012
DVC6010 SIS 2−4 Inch travel GE22668X012
DVC6020 SIS short arm GE22670X012
DVC6020 long arm GE22671X012
DVC6030 SIS rotary GE22672X012
DVC6030 SIS linear GE22673X012
24 Wear Kit
DVC6010 SIS 0.25−2 Inch travel GE22674X012
DVC6010 SIS 2−4 Inch travel GE22675X012
DVC6020 SIS short arm GE22676X012
DVC6020 SIS long arm GE22677X012
DVC6030 SIS rotary GE22678X012
DVC6030 SIS linear GE22679X012
25 Kit, Spring
DVC6010 SIS 0.25−2 inch travel [kit contains 10 bias
springs w/tungsten carbon coating] GE37413X012
DVC6010 SIS 2−4 inch travel, [kit contains 10 bias
springs w/tungsten carbon coating] GE37414X012
Safety Instrumented System Kits
26* SIS Preventative Maintenance Kits
DVC6010 SIS and DVC6020 SIS 19B4032X012
DVC6030 SIS 19B4031X012
8
*Recommended spare parts

DVC6000 SIS
September 2013
8-4
Parts List
Parts which do not show part numbers are not
orderable as individual parts. In most cases, they are
available in one of the parts kits listed under Parts
Kits.
Note
Parts with footnote numbers shown
are available in parts kits. Also see
footnote information at the bottom of
the page.
Key Description Part Number
Housing
DVC6010 SIS, DVC6020 SIS, DVC6030 SIS,
DVC6005 SIS (see figures 8-1, 8-2, 8-3, and 8-4)
1 Housing(14)
11 Drive Screw (2 req’d)(14)
20 Shield(14)
52 Vent, plastic DVC6010 SIS and DVC6030 SIS only(2)
74 Mounting Bracket
DVC6020 SIS Std(3) or pipe-away(7)
75* O-Ring, DVC6020 SIS only(7)
245 Pipe Plug, pl stl(7), DVC6020 SIS Vent-away only
248 Screw, hex head (4 req’d), (DVC6005 SIS only)(22)
249 Screw, hex head (4 req’d), (DVC6005 SIS only)(22)
250 Spacer (4 req’d), (DVC6005 SIS only)(22)
267 Standoff (2 req’d), (DVC6005 SIS only)(22)
271 Screen(14)
Common Parts
DVC6010 SIS, DVC6020 SIS, DVC6030 SIS,
DVC6005 SIS (see figures 8-1, 8-2, 8-3, and 8-4)
16* O-ring (3 req’d)(1,26)
23 Cap Screw, hex socket, SST (4 req’d)(2,16)
29 Warning label, for use only with LCIE hazardous area
classifications
33 Mach Screw, pan hd, SST (3 req’d)(2)
38 Cap Screw, hex socket, SST (3 req’d)(2,13)
43* Cover Assembly (includes cover screws)
Standard 38B9580X022
Extreme temperature option (fluorosilicone elastomers)
Aluminum Construction 38B9580X032
Stainless Steel Construction 38B9580X042
48 Nameplate
49 Screw, self tapping (2 req’d)(13)
63 Lithium grease (not furnished with the instrument)
64 Anti-seize compound (not furnished with the instrument)
65 Lubricant, silicone sealant (not furnished with the instrument)
154 Retaining Ring (3 req’d)(2)
237 Module Base Seal(1,26)
Key Description Part Number
Module Base
DVC6010 SIS, DVC6020 SIS, DVC6030 SIS,
DVC6005 SIS (see figures 8-1, 8-2, 8-3, 8-4 and 8-5)
2 Module Base(13)
11 Drive Screw (2 req’d)(13)
12 O-ring(1,26)
19 Label, Shield Assembly(13)
61 Pipe Plug, hex socket (3 req’d)(13)
236 Screen, for single-acting direct units only(13)
243 Flame Arrestor Assy (3 req’d)(13)
I/P Converter Assembly
DVC6010 SIS, DVC6020 SIS, DVC6030 SIS,
DVC6005 SIS (see figures 8-1, 8-2, 8-3, and 8-4)
39* O-ring (1,8,10,26)
41 I/P Converter(10,26)
169 Shroud(10,16,26)
210* Boot, nitrile (2 req’d)(1,10,26) (see figure 7-3)
231* Seal Screen(1,8,10,26)
Relay
DVC6010 SIS, DVC6020 SIS, DVC6030 SIS,
DVC6005 SIS (see figures 8-1, 8-2, 8-3, and 8-4)
24* Relay Assembly, (includes shroud, relay seal, mounting
screws)(26)
Note
Relay B and C are not TÜV approved.
Low Bleed, nitrile
Relay A, double-acting 38B5786X072
Relay B, single-acting reverse 38B5786X112
Relay C, single-acting direct 38B5786X152
Extreme Temperature option (fluorosilicone elastomers)
Low Bleed
Relay A, double-acting 38B5786X082
Relay B, single-acting reverse 38B5786X122
Relay C, single-acting direct 38B5786X162
8
*Recommended spare parts
1. Available in the Elastomer Spare Parts Kit
2. Available in the Small Hardware Spare Parts Kit
3. Available in the DVC6010 SIS to DVC6020 SIS Conversion Kit
7. Available in the Pipe-Away Bracket Kit
8. Available in the Seal Screen Kit
10. Available in the I/P Converter Kit
13. Available in the Spare Module Base Assembly Kit
14. Available in the Spare Housing Assembly Kit
16. Available in the Spare Shroud Kit
22. Available in the Pipestand/Wall Mounting Kit
26. Available in the SIS Preventative Maintenance Kit

Parts
September 2013 8-5
Key Description Part Number
Terminal Box
DVC6010 SIS, DVC6020 SIS, DVC6030 SIS,
DVC6005 SIS (see figures 8-1, 8-2, 8-3, and 8-4)
4 Terminal Box Cap
34* O-ring(1,9,26)
36* O-ring(1,9,26)
44 Wire Retainer, pl stl (6 req’d) (not shown)(2)
58 Set Screw, hex socket, SST(2)
72 Cap Screw, hex socket, SST(2)
164 Terminal Box Assembly(9)
246 SIS Label
247 TÜV or exida Approval Label
Remote Terminal Box
DVC6005 SIS (see figure 8-4)
4 Terminal Box Cap(18)
34* O-ring(1,9,18)
36* O-ring(1,9,18)
44 Wire Retainer, pl stl (5 req’d) (not shown)(2,19)
58 Set Screw, hex socket, SST(2,18)
62 Pipe Plug, hex hd, SST(18)
72 Cap Screw, hex socket, SST (3 req’d)(2,18)
262 Adapter(18)
263* O-ring(18)
Standard 1F463606992
Extreme temperature option, (fluorosilicone) 1F4636X0092
264 Terminal Box Assembly, remote(18)
PWB Assembly
DVC6010 SIS, DVC6020 SIS, DVC6030 SIS,
DVC6005 SIS (see figures 8-1, 8-2, 8-3, and 8-4)
Note
Contact your Emerson Process Management sales
office for PWB Assembly FS numbers.
50* PWB Assembly
Pressure Gauges, Pipe Plugs, or Tire
Valve Assemblies (see figure 8-5)
47* Pressure Gauge, nickel-plated brass case, brass connection
Double-acting (3 req’d); Single-acting (2 req’d)
PSI/MPA Gauge Scale
To 60 PSI, 0.4 MPa 18B7713X042
To 160 PSI, 1.1 MPa 18B7713X022
PSI/bar Gauge Scale
To 60 PSI, 4 bar 18B7713X032
To 160 PSI, 11 bar 18B7713X012
66 Pipe Plug, hex hd
For double-acting and single acting direct w/gauges
(none req’d)
For single-acting reverse w/gauges (1 req’d)
For all units w/o gauges (3 req’d)
67 Tire Valve Assembly (3 req’d)
Key Description Part Number
Feedback / Remote Travel Sensor Parts
Common Feedback Parts
DVC6010 SIS, DVC6020 SIS, DVC6030 SIS,
DVC6015, DVC6025, and DVC6035
(see figures 8-1, 8-2, 8-3, 8-6, 8-7, and 8-8)
46 Alignment Pin(6)
for DVC6010 SIS, DVC6030 SIS, DVC6015, and DVC6035
64 Anti-seize compound (not furnished with the instrument)
65 Lubricant, silicone sealant (not furnished with the instrument)
72 Cap Screw, hex socket (2 req’d)(2)
for DVC6010 SIS, DVC6030 SIS, DVC6015, and DVC6035
78 Bias Spring, SST(2)
for DVC6010 SIS, DVC6030 SIS, DVC6015, and DVC6035
79 Feedback Arm
for DVC6010 SIS, DVC6030 SIS, DVC6015, and DVC6035
80 Cap Screw, hex socket, SST(2)
81 Square Nut, SST(2)
104 Cap Screw, hex hd (4 req’d)
Aluminum Construction
DVC6010 SIS and DVC6015
Not for mounting on 1250 and 1250R actuators.
Mounting parts for 1250 and 1250R actuators are
included in the mounting kit for these actuators.
Stainless Steel Construction
DVC6010 SIS (oversized) (4 req’d)
Not for mounting on 1250 and 1250R actuators.
107 Mounting Bracket(4)
DVC6010 SIS and DVC6015 only
Not for mounting on 1250 and 1250R actuators.
Mounting parts for 1250 and 1250R actuators are
included in the mounting kit for these actuators.
- - - Feedback Linkage Shield, see figures 2-1 and 2-2
Up to 50.4 mm (2-inch) travel
All sliding-stem actuators except 585C size 60
50.4 mm (2-inch) to 104mm (4-inch) travel
All sliding-stem actuators except 585C size 60
585C size 60, 19 mm (0.75 inch) to 104mm (4-inch) travel
163 Plain Washer, SST(2)
223* Potentiometer/Bushing Assy(20,26)
Standard Elastomers
DVC6010 SIS, DVC6020 SIS GE31447X012
DVC6030 SIS GE31448X012
Extreme Temperature option
(fluorosilicone elastomers)
DVC6010 SIS and DVC6020 SIS GE31450X012
DVC6030 SIS GE31451X012
DVC6015 and DVC6025(19) GE31453X012
DVC6035(19) GE31454X012
8
*Recommended spare parts
1. Available in the Elastomer Spare Parts Kit
2. Available in the Small Hardware Spare Parts Kit
4. Available in the DVC6020 SIS to DVC6010 SIS Conversion Kit
6. Available in the Alignment Pin Kit
9. Available in the Terminal Box Kit
18. Available in the Remote Terminal Box Kit
19. Available in Feedback Unit Kit
20. Available in the Remote Mount Retrofit Kit
26. Available in the SIS Preventative Maintenance Kit

DVC6000 SIS
September 2013
8-6
Key Description Part Number
DVC6020 SIS and DVC6025 (see figure 8-2 and 8-7)
74 Mounting Bracket
82 Bias Spring, SST(3)
83 Bearing Flange, PTFE-based (2 req’d)(3)
84 Feedback Arm Assy, SST(3)
85 E-ring, pl stl (2 req’d)(3)
86 Plain Washer, pl stl (2 req’d)(3)
87 Follower Post, SST(3)
88 Roller, SST/PTFE(3)
89 Spring Lock Washer, pl stl(3)
90 Hex Nut, pl stl(3)
91 Arm Assy, SST
92 Cap Screw, hex socket (4 req’d)(3)
93 Torsion Spring, Feedback Arm(3)
DVC6015, DVC6025, and DVC6035
(see figures 8-6, 8-7, and 8-8)
23 Cap Screw, hex socket (2 req’d)(19,21)
44 Wire Retainer, pl stl (9 req’d)(19,21)
49 Screw, self tapping (2 req’d)
Key Description Part Number
58 Set Screw, hex socket(19)
62 Pipe Plug, hex hd, SST(19)
131 Retainer Wire
251 Feedback housing(19)
252 Assembly Plate Shield (DVC6015 only)(19)
253 Terminal bracket(19,21)
254 Terminal Strip(19,21)
255 Terminal Cap(19)
256 O-ring, fluorosilicone(19)
257 Machine Screw, pan head (2 req’d) (DVC6015 only)(19)
258 Label, cover(19)
260 Hex Nut, SST (2 req’d)
261 Nameplate
265 Plug (DVC6015 and DVC6035 only)(19)
Line Conditioner
LC340 Line conditioner 39B5416X012
8
*Recommended spare parts
3. Available in the DVC6010 SIS to DVC6020 SIS Conversion Kit
19. Available in Feedback Unit Kit
21. Available in Feedback Unit Termination Strip Kit

Parts
September 2013 8-7
Figure 8-1. FIELDVUE DVC6010 SIS Digital Valve Controller Assembly
APPLY LUB, SEALANT
SECTION A‐A
SECTION E‐E
EE
SECTION D‐D
1
1
NOTES:
SEE FIGURE 8-5 FOR GAUGE CONFIGURATIONS
2. APPLY LUBRICANT KEY 65 TO ALL O-RINGS UNLESS OTHERWISE SPECIFIED
OUTPUT A
OUTPUT B SUPPLY
SECTION C‐C
A
A
48B7710 K SHT 1 & 2 / DOC
11
11
19
20
271
61
49
64
243
246
247
8

DVC6000 SIS
September 2013
8-8
Figure 8-2. FIELDVUE DVC6020 SIS Digital Valve Controller Assembly
APPLY LUB, SEALANT
SECTION B‐B
SECTION C‐C
SECTION A‐A
SECTION D‐D
SECTION E‐E
A
A
D
D
EE
CC
B
B
48B9596-K/IL SHT 1 & 2 / DOC
H
H
SECTION H‐H
1. APPLY LUBRICANT KEY 65 TO ALL O-RINGS UNLESS OTHERWISE SPECIFIED
246
247
8

DVC6000 SIS
September 2013
8-10
NOTES:
SEE FIGURE 8-5 FOR GAUGE CONFIGURATIONS
2. APPLY LUBRICANT KEY 65 TO ALL O-RINGS UNLESS OTHERWISE SPECIFIED
Figure 8-3. FIELDVUE DVC6030 SIS Digital Valve Controller Assembly
SECTION C‐C
APPLY LUB, SEALANT, THREAD LOCK
SECTION A‐A
SECTION D‐D
SECTION B‐B
1
1
OUTPUT A
SUPPLY
OUTPUT B
48B9597-K SHT 1 & 2 / DOC
A
A
CC
BB
DD
11
11
19
20
61
49
64
271
243
246
247
8

Parts
September 2013 8-11
Figure 8-4. FIELDVUE DVC6005 SIS Base Unit
APPLY LUB, SEALANT
SECTION A‐A
NOTES:
1. APPLY LUBRICANT KEY 65 TO ALL O-RINGS UNLESS OTHERWISE SPECIFIED
49B3261-C SHT 1 & 2
SECTION B‐B
SECTION C‐C
8

DVC6000 SIS
September 2013
8-12
Figure 8-4. FIELDVUE DVC6005 SIS Base Unit (continued)
APPLY LUB, SEALANT
NOTES:
SEE FIGURE 8-5 FOR GAUGE CONFIGURATIONS
2. APPLY LUBRICANT KEY 65 TO ALL O-RINGS UNLESS OTHERWISE SPECIFIED
49B3261-C SHT 2 & 3 / DOC
SECTION E‐E
PIPESTAND MOUNTING
WALL MOUNTING
OUTPUT A
SUPPLY
OUTPUT A
SUPPLY
OUTPUT B OUTPUT B
1
1
EE
8

Parts
September 2013 8-13
Figure 8-5. Typical FIELDVUE DVC6000 SIS / DVC6005 SIS Base Unit Gauge Configuration
APPLY LUB, SEALANT
SINGLE-ACTING DIRECT SINGLE-ACTING REVERSE
DOUBLE-ACTING
2
1
NOTE:
DRAWING IS REPRESENTATIVE OF A DVC6000 SIS DIGITAL VALVE CONTROLLER.
GAUGE CONFIGURATION IS REPRESENTATIVE OF BOTH DVC6000 SIS AND DVC6005 SIS.
FOR SINGLE-ACTING DIRECT, OUTPUT B IS PLUGGED.
FOR SINGLE-ACTING REVERSE, OUTPUT A IS PLUGGED.
1
2
48B7710-K SHT 2 / DOC
Figure 8-6. FIELDVUE DVC6015 Feedback Unit Assembly
APPLY LUB, SEALANT
NOTE:
1. APPLY LUBRICANT KEY 65 TO ALL O-RINGS UNLESS OTHERWISE SPECIFIED
49B7986-A
SECTION A‐A
SECTION B‐B
SECTION D‐D
SECTION C‐C
8

DVC6000 SIS
September 2013
8-14
Figure 8-7. FIELDVUE DVC6025 Feedback Unit Assembly
49B7987-A/IL
NOTE:
1. APPLY LUBRICANT KEY 65 TO ALL O-RINGS UNLESS OTHERWISE SPECIFIED
APPLY LUB, SEALANT, THREAD LOCK
SECTION A‐A
SECTION B‐B
8

Parts
September 2013 8-15
Figure 8-8. FIELDVUE DVC6035 Feedback Unit Assembly
49B7988-A
NOTE:
1. APPLY LUBRICANT KEY 65 TO ALL O-RINGS
UNLESS OTHERWISE SPECIFIED
APPLY LUB, SEALANT, THREAD LOCK
SECTION B‐B
SECTION A‐A
SECTION C‐C
8

DVC6000 SIS
September 2013
8-16
8

DVC6000 SIS
September 2013
A-2
Figure A-1. HART Frequency Shift Keying Technique
−0.5 V
+0.5 V
1200 Hz
“1” 2200 Hz
“0”
AVERAGE CURRENT CHANGE DURING COMMUNICATION = 0
ANALOG
SIGNAL
0
A6174
HART Communication
The HART (Highway Addressable Remote
Transducer) protocol gives field devices the capability
of communicating instrument and process data
digitally. This digital communication occurs over the
same two-wire loop that provides the 4-20 mA process
control signal, without disrupting the process signal. In
this way, the analog process signal, with its faster
update rate, can be used for control. At the same time,
the HART protocol allows access to digital diagnostic,
maintenance, and additional process data. The
protocol provides total system integration via a host
device.
The HART protocol uses frequency shift keying (FSK).
Two individual frequencies of 1200 and 2200 Hz are
superimposed over the 4-20 mA current signal. These
frequencies represent the digits 1 and 0 (see figure
A-1). By superimposing a frequency signal over the
4-20 mA current, digital communication is attained.
The average value of the HART signal is zero,
therefore no DC value is added to the 4-20 mA signal.
Thus, true simultaneous communication is achieved
without interrupting the process signal.
The HART protocol allows the capability of
multi-dropping, i.e., networking several devices to a
single communications line. This process is well suited
for monitoring remote applications such as pipelines,
custody transfer sites, and tank farms. See table 7-2
for instructions on changing the printed wiring board
DIP switch configuration to multi-drop.
Digital Valve Controller Operation
The DVC6000 SIS digital valve controller housing
contains the travel sensor, terminal box, pneumatic
input and output connections and a module base that
may be easily replaced in the field without
disconnecting field wiring or tubing. This master
module contains the following submodules: I/P
Figure A-2. Typical FIELDVUE Instrument to Personal
Computer Connections for ValveLink Software
FIELD
TERM.
CONTROL SYSTEM
HART
MODEM
A6761
converter, printed wiring board (pwb) assembly, and
pneumatic relay. The module base can be rebuilt by
replacing the submodules. See figures A-3 and A-4.
Process Applications
DVC6000 SIS digital valve controllers are
loop-powered instruments that provide a control valve
position proportional to an input signal from the control
room. The following describes a double-acting
DVC6010 SIS digital valve controller mounted on a
piston actuator.
The input signal is routed into the terminal box through
a single twisted pair of wires and then to the printed
wiring board assembly submodule where it is read by
the microprocessor, processed by a digital algorithm,
and converted into an analog I/P drive signal.
As the input signal increases, the drive signal to the
I/P converter increases, increasing the I/P output
pressure. The I/P output pressure is routed to the
pneumatic relay submodule. The relay is also
connected to supply pressure and amplifies the small
pneumatic signal from the I/P converter. The relay
accepts the amplified pneumatic signal and provides
two output pressures. With increasing input (4 to 20
mA signal), the output A pressure always increases
and the output B pressure decreases. The output A
pressure is used for double-acting and single-acting
direct applications. The output B pressure is used for
A

Principle of Operation
September 2013 A-3
Figure A-3. FIELDVUE DVC6000 SIS Digital Valve Controller Block Diagram
E0408
INPUT SIGNAL
4−20 mA
+
HART
SUPPLY PRESSURE
PRINTED
WIRING BOARD
PNEUMATIC
RELAY
I/P
CONVERTER
OUTPUT A
OUTPUT B
AUXILIARY
TERMINALS
TERMINAL BOX
DRIVE
SIGNAL
VALVE AND ACTUATOR
VALVE TRAVEL FEEDBACK
double-acting and single-acting reverse applications.
For single-acting actuators, unused ports can also be
used to monitor the actuator pressure if any
accessories are used in the output of the digital valve
controller. As shown in figure A-3 the increased output
A pressure causes the actuator stem to move
downward. Stem position is sensed through the
feedback linkage by the travel sensor which is
electrically connected to the printed wiring board
assembly submodule. The stem continues to move
downward until the correct stem position is attained.
At this point the printed wiring board assembly
stabilizes the I/P drive signal. This positions the
flapper to prevent any further increase in nozzle
pressure.
As the input signal decreases, the drive signal to the
I/P converter submodule decreases, decreasing the
I/P output pressure. The pneumatic relay decreases
the output A pressure and increases the output B
pressure. The stem moves upward until the correct
position is attained. At this point the printed wiring
board assembly stabilizes the I/P drive signal. This
positions the flapper to prevent any further decrease in
nozzle pressure.
Safety Instrumented System
Applications
The principle of operation of the DVC6000 SIS is the
same for safety instrumented system applications as
for process applications. However, when used in a
safety instrumented system application the DVC6000
SIS can be configured for two output positions.
Depending on relay action (direct or reverse) the
DVC6000 SIS can be configured for full pneumatic
output during normal operation and minimum output
during trip condition, or vice versa.
A

DVC6000 SIS
September 2013
A-4
TRAVEL SENSOR
TERMINAL BOX
TERMINAL BOX COVER
MODULE BASE ASSEMBLY
PRINTED WIRING BOARD ASSEMBLY
I/P CONVERTER
PNEUMATIC RELAY
HOUSING
GAUGES
COVER
W9329 SIS
Figure A-4. FIELDVUE DVC6000 SIS Digital Valve Controller Assembly
A

Loop Schematics/Nameplate
September 2013 B-1
B-B-
Appendix B Loop Schematics/Nameplates
B

DVC6000 SIS
September 2013
B-2
This section includes loop schematics required for
wiring of intrinsically safe installations. It also contains
the approvals nameplates. If you have any questions,
contact your Emerson Process Management sales
office.
Figure B-1. CSA Schematic for FIELDVUE DVC6010 SIS, DVC6020 SIS, and DVC6030 SIS
GE42818 sheet 2, Rev. E
CSA APPROVED BARRIER
1 NOTE 1, 3, 4, 5, 6
1NOTE 7
CLASS I, DIV 1, GROUPS A,B,C,D
CLASS II, DIV 1, GROUPS E,F,G
CLASS III
DVC6010, DVC6020, DVC6030
DVC6010S, DVC6020S, DV6030S
Vmax = 30 VDC
Imax = 226 mA
Ci = 5 nF
Li = 0.55 mH
Pi = 1.4 W
NON-HAZARDOUS LOCATION
HAZARDOUS LOCATION
T6 ≤ 75_C
T5 ≤ 80_C
T CODE T (amb)
1 SEE NOTES IN FIGURE B-4
Figure B-2. Typical CSA/FM Nameplate for FIELDVUE DVC6010 SIS, DVC6020 SIS, DVC6030 SIS, and DVC6005 SIS
B

Loop Schematics/Nameplate
September 2013 B-3
Figure B-3. CSA Schematic for FIELDVUE DVC6005 SIS with DVC6015, DVC6025, and DVC6035
1 SEE NOTES IN FIGURE B-4
GE42818 sheet 5, Rev. E
NOTES
THE ENTITY CONCEPT ALLOWS INTERCONNECTION OF INTRINSICALLY SAFE APPARATUS TO ASSOCIATED APPARATUS NOT
SPECIFICALLY EXAMINED IN SUCH COMBINATION. THE CRITERIA FOR INTERCONNECTION IS THAT THE VOLTAGE (Vmax or Ui), THE
CURRENT (Imax or Ii), AND THE POWER (Pmax or Pi) OF THE INTRINSICALLY SAFE APPARATUS MUST BE EQUAL TO OR GREATER THAN
THE VOLTAGE (Voc or Uo), AND THE CURRENT (Isc or Io), AND THE POWER(Po) DEFINED BY THE ASSOCIATED APPARATUS. IN
ADDITION, THE SUM OF THE MAX UNPROTECTED CAPACITANCE (Ci) AND MAX UNPROTECTED INDUCTANCE (Li), INCLUDING THE
INTERCONNECTING CABLING CAPACITANCE (Ccable) AND CABLING INDUCTANCE (Lcable) MUST BE LESS THAN THE ALLOWABLE
CAPACITANCE (Ca) AND INDUCTANCE (La) DEFINED BY THE ASSOCIATED APPARATUS. IF THE ABOVE CRITERIA IS MET, THEN THE
COMBINATION MAY BE CONNECTED.
Vmax or Ui Voc or Uo Imax or Ii Isc or Io Pmax or Pi Po Ci + Ccable ≤ Ca Li + Lcable ≤ La
INSTALLATION MUST BE IN ACCORDANCE WITH THE CANADIAN ELECTRICAL CODE (CEC) AND ANSI/ISA RP12.6.
MAXIMUM SAFE AREA VOLTAGE SHOULD NOT EXCEED 250 Vrms.
RESISTANCE BETWEEN INTRINSICALLY SAFE GROUND AND EARTH GROUND MUST BE LESS THAN ONE OHM
LOOPS MUST BE CONNECTED ACCORDING TO THE BARRIER MANUFACTURER’S INSTRUCTIONS.
IF HAND-HELD COMMUNICATOR OR MULTIPLEXER IS USED, IT MUST BE CSA APPROVED WITH ENTITY PARAMETERS AND
INSTALLED PER THE MANUFACTURER’S CONTROL DRAWINGS.
GE42818, Sheet 8, Rev. D Figure B-4. Notes for CSA Schematics
Figure B-5. Typical CSA Nameplates for FIELDVUE DVC6015, DVC6025, and DVC6035
B

DVC6000 SIS
September 2013
B-4
Figure B-6. FM Schematic for FIELDVUE DVC6010 SIS, DVC6020 SIS, and DVC6030 SIS Digital Valve Controllers
GE42819 Sheet 2, Rev. D
FM APPROVED BARRIER
1NOTE 1, 3, 4, 5, 6
1NOTE 7
I.S. CLASS I,II,III, DIV 1, GROUPS A,B,C,D,E,F,G
N.I. CLASS I, DIV 2, GROUPS A,B,C,D
DVC6010, DVC6020, DVC6030
DVC6010S, DVC6020S,
DV6030S
Vmax = 30 VDC
Imax = 226 mA
Ci = 5 nF
Li = 0.55 mH
Pi = 1.4 W
NON-HAZARDOUS LOCATION
HAZARDOUS LOCATION
1 SEE NOTES IN FIGURE B-8
T6 ≤ 75_C
T5 ≤ 80_C
T CODE T (amb)
GE42819 Sheet 5, Rev. D
1
1
1
1 SEE NOTES IN FIGURE B-8
Figure B-7. FM Schematic for FIELDVUE DVC6005 SIS with DVC6015, DVC6025, and DVC6035
B

Loop Schematics/Nameplate
September 2013 B-5
NOTES
THE ENTITY CONCEPT ALLOWS INTERCONNECTION OF INTRINSICALLY SAFE APPARATUS TO ASSOCIATED APPARATUS NOT
SPECIFICALLY EXAMINED IN SUCH COMBINATION. THE CRITERIA FOR INTERCONNECTION IS THAT THE VOLTAGE (Vmax or Ui), THE
CURRENT (Imax or Ii), AND THE POWER (Pmax or Pi) OF THE INTRINSICALLY SAFE APPARATUS MUST BE EQUAL TO OR GREATER
THAN THE VOLTAGE (Voc or Uo), AND THE CURRENT (Isc or Io), AND THE POWER (Po) DEFINED BY THE ASSOCIATED APPARATUS. IN
ADDITION, THE SUM OF THE MAX UNPROTECTED CAPACITANCE (Ci) AND MAX UNPROTECTED INDUCTANCE (Li), INCLUDING THE
INTERCONNECTING CABLING CAPACITANCE (Ccable) AND CABLING INDUCTANCE (Lcable) MUST BE LESS THAN THE ALLOWABLE
CAPACITANCE (Ca) AND INDUCTANCE (La) DEFINED BY THE ASSOCIATED APPARATUS. IF THE ABOVE CRITERIA IS MET, THEN THE
COMBINATION MAY BE CONNECTED.
Vmax or Ui Voc or Uo Imax or Ii Isc or Io Pmax or Pi Po Ci + Ccable ≤ Ca Li + Lcable ≤ La
INSTALLATION MUST BE IN ACCORDANCE WITH THE NATIONAL ELECTRICAL CODE (NEC) NFPA70 AND ANSI/ISA RP12.6.01
MAXIMUM SAFE AREA VOLTAGE SHOULD NOT EXCEED 250 Vrms.
RESISTANCE BETWEEN INTRINSICALLY SAFE GROUND AND EARTH GROUND MUST BE LESS THAN ONE OHM
LOOPS MUST BE CONNECTED ACCORDING TO THE BARRIER MANUFACTURER’S INSTRUCTION
IF HAND-HELD COMMUNICATOR OR MULTIPLEXER IS USED IT MUST BE FM APPROVED WITH ENTITY PARAMETERS AND
INSTALLED PER THE MANUFACTURER’S CONTROL DRAWING
GE42819 Sheet 8, Rev. E
Figure B-8. Notes for FM Loop Schematics
Figure B-9. Typical FM Nameplates for FIELDVUE DVC6015, DVC6025, and DVC6035
B

Loop Schematics/Nameplate
September 2013 B-7
GE60771 sheet 6, Rev. B
1 SEE NOTES IN FIGURE B-13
1
1
1
Figure B-12. ATEX Loop Schematic for DVC6005 SIS with DVC6015, DVC6025, and DVC6035
NOTES
THE ENTITY CONCEPT ALLOWS INTERCONNECTION OF INTRINSICALLY SAFE APPARATUS TO ASSOCIATED APPARATUS NOT
SPECIFICALLY EXAMINED IN SUCH COMBINATION. THE CRITERIA FOR INTERCONNECTION IS THAT THE VOLTAGE (Vmax or Ui), THE
CURRENT (Imax or Ii), AND THE POWER (Pmax or Pi) OF THE INTRINSICALLY SAFE APPARATUS MUST BE EQUAL TO OR GREATER THAN
THE VOLTAGE (Voc or Uo), AND THE CURRENT (Isc or Io), AND THE POWER(Po) DEFINED BY THE ASSOCIATED APPARATUS. IN ADDITION,
THE SUM OF THE MAX UNPROTECTED CAPACITANCE (Ci) AND MAX UNPROTECTED INDUCTANCE (Li), INCLUDING THE INTERCONNECTING
CABLING CAPACITANCE (Ccable) AND CABLING INDUCTANCE (Lcable) MUST BE LESS THAN THE ALLOWABLE CAPACITANCE (Ca) AND
INDUCTANCE (La) DEFINED BY THE ASSOCIATED APPARATUS. IF THE ABOVE CRITERIA IS MET, THEN THE COMBINATION MAY BE
CONNECTED.
Vmax or Ui Voc or Uo Imax or Ii Isc or Io Pmax or Pi Po Ci + Ccable ≤ Ca Li + Lcable ≤ La
INSTALLATION MUST BE IN ACCORDANCE WITH THE NATIONAL WIRING PRACTICES OF THE COUNTRY IN USE.
LOOPS MUST BE CONNECTED ACCORDING TO THE BARRIER MANUFACTURER’S INSTRUCTIONS.
IF HAND-HELD COMMUNICATOR OR MULTIPLEXER IS USED, IT MUST BE ATEX APPROVED WITH ENTITY PARAMETERS AND INSTALLED
PER THE MANUFACTURER’S CONTROL DRAWINGS.
GE60771, Sheet 2, Rev. B
Figure B-13. Notes for ATEX Schematics
B

DVC6000 SIS
September 2013
B-8
DVC6010 SIS, DVC6020 SIS, DVC6030 SIS, DVC6005 SIS
Figure B-14. Typical ATEX Nameplates; Flameproof
DVC6015, DVC6025, DVC6035
DVC6010 SIS, DVC6020 SIS, DVC6030 SIS, DVC6005 SIS
Figure B-15. Typical ATEX Nameplates; Type n
DVC6015, DVC6025, DVC6035
B

Loop Schematics/Nameplate
September 2013 B-9
GE42990 Sheet 2, Rev. E
1 SEE NOTES IN FIGURE B-18
1
1
Figure B-16. IECEx Loop Schematic for FIELDVUE DVC6010 SIS, DVC6020 SIS, and DVC6030 SIS
GE42990 Sheet 5, Rev. D
1 SEE NOTES IN FIGURE B-18
1
1
1
Figure B-17. IECEx Loop Schematic for FIELDVUE DVC6005 SIS with DVC6015, DVC6025, and DVC6035
B

DVC6000 SIS
September 2013
B-10
GE42990 Sheet 8, Rev.
NOTES
THE ENTITY CONCEPT ALLOWS INTERCONNECTION OF INTRINSICALLY SAFE APPARATUS TO ASSOCIATED APPARATUS NOT
SPECIFICALLY EXAMINED IN SUCH COMBINATION. THE CRITERIA FOR INTERCONNECTION IS THAT THE VOLTAGE (Vmax or Ui), THE
CURRENT (Imax or Ii), AND THE POWER (Pmax or Pi) OF THE INTRINSICALLY SAFE APPARATUS MUST BE EQUAL TO OR GREATER
THAN THE VOLTAGE (Voc OR Uo), AND THE CURRENT (Isc or Io), AND THE POWER (Po) DEFINED BY THE ASSOCIATED APPARATUS. IN
ADDITION, THE SUM OF THE MAX UNPROTECTED CAPACITANCE (Ci) AND MAX UNPROTECTED INDUCTANCE (Li), INCLUDING THE
INTERCONNECTING CABLING CAPACITANCE (Ccable) AND CABLING INDUCTANCE (Lcable) MUST BE LESS THAN THE ALLOWABLE
CAPACITANCE (Ca) AND INDUCTANCE (La) DEFINED BY THE ASSOCIATED APPARATUS. IF THE ABOVE CRITERIA IS MET, THEN THE
COMBINATION MAY BE CONNECTED.
Vmax or Ui Voc or Uo Imax or Ii Isc or Io Pmax or Pi Po Ci + Ccable ≤ Ca Li + Lcable ≤ La
INSTALLATION MUST BE IN ACCORDANCE WITH THE NATIONAL WIRING PRACTICES OF THE COUNTRY IN USE
LOOPS MUST BE CONNECTED ACCORDING TO THE BARRIER MANUFACTURER’S INSTRUCTIONS
IF HAND-HELD COMMUNICATOR OR MULTIPLEXER IS USED IT MUST BE IECEx APPROVED WITH ENTITY PARAMETERS AND
INSTALLED PER THE MANUFACTURERS CONTROL DRAWING
Figure B-18. Notes for IECEx Schematics
Figure B-19. Typical IECEx Nameplate for FIELDVUE DVC6010 SIS, DVC6020 SIS, DVC6030 SIS, and DVC6005 SIS
Figure B-20. Typical IECEx Nameplate for DVC6015, DVC6025, and DVC6035
B

Glossary
September 2013 Glossary-1
Glossary
Alert Point
An adjustable value that, when exceeded,
activates an alert.
Algorithm
A set of logical steps to solve a problem or
accomplish a task. A computer program contains
one or more algorithms.
Alphanumeric
Consisting of letters and numbers.
Analog Input Units
Units in which the analog input is displayed and
maintained in the instrument.
ANSI (acronym)
The acronym ANSI stands for the American
National Standards Institute
ANSI Class
Valve pressure/temperature rating.
Auto Test
The digital valve controller can be configured to
automatically run the partial stroke test.
Auxiliary Input Alert
Checks the status of the auxiliary input; a discrete
input. When enabled, the Auxiliary Input Alert is
active when the auxiliary input terminals are open
or closed (shorted), depending upon the selection
for Auxiliary Input Alert State.
Auxiliary Terminal (Indicator)
Indicates whether auxiliary wiring terminals are
open or closed (such as by an external switch
contact).
Bench Set
Pressure, supplied to an actuator, required to
drive the actuator through rated valve travel.
Expressed in pounds per square inch.
Byte
A unit of binary digits (bits). A byte consists of
eight bits.
Calibration Location
Where the instrument was last calibrated; either
in the factory or in the field.
Configuration
Stored instructions and operating parameters for
a FIELDVUE instrument.
Control Loop
An arrangement of physical and electronic
components for process control. The electronic
components of the loop continuously measure
one or more aspects of the process, then alter
those aspects as necessary to achieve a desired
process condition. A simple control loop
measures only one variable. More sophisticated
control loops measure many variables and
maintain specified relationships among those
variables.
Control Mode
Defines where the instrument reads its set point.
The following control modes are available for a
FIELDVUE instrument:
Analog The instrument receives its travel set
point over the 4-20 mA loop.
Digital The instrument receives its set point
digitally, via the HART communications link.
Test This is not a user-selectable mode. The
Field Communicator or AMS ValveLink Software
places the instrument in this mode whenever it
needs to move the valve, such as for calibration
or diagnostic tests.
Control Mode, Restart
Determines the instrument control mode after a
restart. See Control Mode for the available restart
control modes.
Glossary

DVC6000 SIS
September 2013
Glossary-2
Controller
A device that operates automatically to regulate a
controlled variable.
Crossover Point
The point at which the feedback pin is closest to
the axis of rotation of the travel sensor. A visual
indication of the crossover point is found when
the slot in the instrument feedback arm forms a
90-degree angle with the valve stem.
Current-to-Pressure (I/P) Converter
An electronic component or device that converts
a milliamp signal to a proportional pneumatic
pressure output signal.
Cycle Counter
The capability of a FIELDVUE instrument to
record the number of times the travel changes
direction. The change in direction must occur
after the deadband has been exceeded before it
can be counted as a cycle.
Cycle Counter Alert
Checks the difference between the Cycle Counter
and the Cycle Counter Alert Point. Cycle Counter
Alert is active when the cycle counter value
exceeds the Cycle Counter Alert Point. It clears
after you reset the Cycle Counter to a value less
than the alert point.
Cycle Counter Alert Point
An adjustable value which, when exceeded,
activates the Cycle Counter Alert. Valid entries
are 0 to 4 billion cycles.
Cycle Counter Deadband
Region around the travel reference point, in
percent of ranged travel, established at the last
increment of the Cycle Counter. The deadband
must be exceeded before a change in travel can
be counted as a cycle. Valid entries are 0% to
100%. Typical value is between 2% and 5%.
Deviation
Usually, the difference between set point and
process variable. More generally, any departure
from a desired or expected value or pattern.
Device ID
Unique identifier embedded in the instrument at
the factory.
Device Revision
Revision number of the interface software that
permits communication between the Field
Communicator and the instrument.
Drive Signal
The signal to the I/P converter from the printed
wiring board. It is the percentage of the total
microprocessor effort needed to drive the valve
fully open.
Drive Signal Alert
Checks the drive signal and calibrated travel. If
one of the following conditions exists for more
than 20 seconds, the Drive Signal Alert is active.
If none of the conditions exist, the alert is cleared.
If Zero Power Condition = Closed
The alert is active when:
drive signal <10% and calibrated travel >3%
drive signal >90% and calibrated travel <97%
If Zero Power Condition = Open
The alert is active when:
drive signal <10% and calibrated travel <97%
drive signal >90% and calibrated travel >3%
DVC Power Up
Defines the power up behavior of the DVC6000.
Auto Reset allows the valve to track the
command signal when power is applied to the
device. Manual Reset will lock the device in its
safety position until the digital valve controller is
reset.
Equal Percentage
A valve flow characteristic where equal
increments of valve stem travel produce equal
percentage changes in existing flow. One of the
input characteristics available for a FIELDVUE
digital valve controller. See also, Linear and
Quick Opening.
Feedback Arm
The mechanical connection between the valve
stem linkage and the FIELDVUE digital valve
controller travel sensor.
Feedback Connection
Identifies the type of feedback linkage: rotary,
sliding-stem roller or sliding-stem standard.
Glossary

Glossary
September 2013 Glossary-3
Feedback Signal
Indicates to the instrument the actual position of
the valve. The travel sensor provides the
feedback signal to the instrument printed wiring
board assembly. A mechanical linkage connects
the travel sensor to the valve stem or shaft.
Firmware Revision
The revision number of the instrument firmware.
Firmware is a program that is entered into the
instrument at time of manufacture and cannot be
changed by the user.
Free Time
Percent of time that the microprocessor is idle. A
typical value is 25%. The actual value depends
on the number of functions in the instrument that
are enabled and on the amount of communication
currently in progress.
Full Ranged Travel
Current, in mA, that corresponds with the point
where ranged travel is maximum, i.e., limited by
the mechanical travel stops.
Gain
The ratio of output change to input change.
Hardware Revision
Revision number of the instrument hardware. The
physical components of the instrument are
defined as the hardware.
HART (acronym)
The acronym HART stands for Highway
Addressable Remote Transducer.
HART Tag
An eight-character name that identifies the
physical instrument.
HART Universal Revision
Revision number of the HART Universal
Commands which are the communications
protocol for the instrument.
Input Characteristic
The relationship between the ranged travel and
ranged input. Possible values include: linear,
equal percentage, and quick opening.
Input Current
The current signal from the control system that
serves as the analog input to the instrument. See
also Input Signal.
Input Range
The analog input signal range that corresponds to
the travel range.
Input Signal
The current signal from the control system. The
input signal can be displayed in milliamperes or in
percent of ranged input.
Instrument Level
Determines the functions available for the
instrument.
Instrument Mode
Determines if the instrument responds to its
analog input signal. There are two instrument
modes:
In Service: For a fully functioning instrument, the
instrument output changes in response to analog
input changes. Typically changes to setup or
calibration cannot be made when the instrument
mode is In Service.
Out of Service: The instrument output does not
change in response to analog input changes
when the instrument mode is Out of Service.
Some setup parameters can be changed only
when the instrument mode is Out of Service.
Instrument Protection
Determines if commands from a HART device
can calibrate and/or configure certain parameters
in the instrument. There are two types of
instrument protection:
Configuration and Calibration: Prohibits
changing protected setup parameters; prohibits
calibration.
None: Permits both configuration and calibration.
The instrument is “unprotected.”
Instrument Serial Number
The serial number assigned to the printed wiring
board by the factory but can be changed during
setup. The instrument serial number should
match the serial number on the instrument
nameplate.
Glossary

DVC6000 SIS
September 2013
Glossary-4
Leak Class
Defines the allowable leakage by a valve when it
is closed. Leak class numbers are listed in two
standards: ANSI/FCI 70-2 and IEC 534-4.
Linear
A valve flow characteristic where changes in flow
rate are directly proportional to changes in valve
stem travel. One of the input characteristics
available for a FIELDVUE digital valve controller.
See also, Equal Percentage and Quick Opening.
Linearity, dynamic
Linearity (independent) is the maximum deviation
from a straight line best fit to the opening and
closing curves and a line representing the
average value of those curves.
Local Control Panel
The LCP100 local control panel is used with the
FIELDVUE DVC6000 SIS digital valve controller.
This panel is used to monitor and manually open
and close a safety shutdown valve. The LCP100
also provides a manual reset feature and a button
for initiating a partial stroke test.
Manual Reset
The DVC6000 SIS digital valve controller can be
configured to hold the trip state until a local reset
button is pressed.
Memory
A type of semiconductor used for storing
programs or data. FIELDVUE instruments use
three types of memory: Random Access Memory
(RAM), Read Only Memory (ROM), and
Non-Volatile Memory (NVM). See also these
listings in this glossary.
Menu
A list of programs, commands, or other activities
that you select by using the arrow keys to
highlight the item then pressing ENTER, or by
entering the numeric value of the menu item.
Minimum Closing Time
Minimum time, in seconds, for the travel to
decrease through the entire ranged travel. This
rate is applied to any travel decrease. Valid
entries are 0 to 400 seconds. Deactivate by
entering a value of 0 seconds.
Minimum Opening Time
Minimum time, in seconds, for the travel to
increase through the entire ranged travel. This
rate is applied to any travel increase. Because of
friction, actual valve travel may not respond in
exactly the same time frame. Valid entries are 0
to 400 seconds. Deactivate by entering a value of
0 seconds.
Non-Volatile Memory (NVM)
A type of semiconductor memory that retains its
contents even though power is disconnected.
NVM contents can be changed during
configuration unlike ROM which can be changed
only at time of instrument manufacture. NVM
stores configuration restart data.
Parallel
Simultaneous: said of data transmission on two or
more channels at the same time.
Polling Address
Address of the instrument. If the digital valve
controller is used in a point-to-point configuration,
set the polling address to 0. If it is used in a
multidrop configuration, or split range application,
set the polling address to a value from 0 to 15.
Pressure Sensor
A FIELDVUE instrument internal device that
senses pneumatic pressure. DVC6000 SIS digital
valve controllers have three pressure sensors:
one to sense supply pressure and two to sense
the output pressures.
Primary Master
Masters are communicating devices. A primary
master is a communicating device permanently
wired to a field instrument. Typically, a
HART-compatible control system or a computer
running AMS ValveLink Software is the primary
master.
In contrast, a secondary master is not often
permanently wired to a field instrument. The
Model 375 Field Communicator or a computer
running ValveLink software communicating
through a HART modem could be considered a
secondary master.
Note: If one type of master takes an instrument
Out Of Service, the same type must put it In
Service. For example, if a device set up as a
primary master takes an instrument Out Of
Service, a device set up as a primary master
must be used to place the instrument In Service.
Glossary

Glossary
September 2013 Glossary-5
Quick Opening
A valve flow characteristic where most of the
change in flow rate takes place for small amounts
of stem travel from the closed position. The flow
characteristic curve is basically linear through the
first 40 percent of stem travel. One of the input
characteristics available for a FIELDVUE digital
valve controller. See also, Equal Percentage and
Linear.
Random Access Memory (RAM)
A type of semiconductor memory that is normally
used by the microprocessor during normal
operation that permits rapid retrieval and storage
of programs and data. See also Read Only
Memory (ROM) and Non-Volatile Memory (NVM).
Rate
Amount of change in output proportional to the
rate of change in input.
Read-Only Memory (ROM)
A memory in which information is stored at the
time of instrument manufacture. You can
examine but not change ROM contents.
Seat Load
Force exerted on the valve seat, typically
expressed in pounds force per lineal inch of port
circumference. Seat load is determined by shutoff
requirements.
Set Point Filter Time
The time constant, in seconds, for the first-order
input filter.
Software
Microprocessor or computer programs and
routines that reside in alterable memory (usually
RAM), as opposed to firmware, which consists of
programs and routines that are programmed into
memory (usually ROM) when the instrument is
manufactured. Software can be manipulated
during normal operation, firmware cannot.
Stroking Time
The time, in seconds, required to move the valve
from its fully open position to fully closed, or vice
versa.
Temperature Sensor
A device within the FIELDVUE instrument that
measures the instrument’s internal temperature.
Travel
Movement of the valve stem or shaft which
changes the amount the valve is open or closed.
Travel Accumulator
The capability of a FIELDVUE instrument to
record total change in travel. The value of the
Travel Accumulator increments when the
magnitude of the change exceeds the Travel
Accumulator Deadband. To reset the Travel
Accumulator, set it to zero.
Travel Accumulator Alert
Checks the difference between the Travel
Accumulator value and the Travel Accumulator
Alert Point. The Travel Accumulator Alert is active
when the Travel Accumulator value exceeds the
Travel Accumulator Alert Point. It clears after you
reset the Travel Accumulator to a value less than
the alert point.
Travel Accumulator Alert Point
An adjustable value which, when exceeded,
activates the Travel Accumulator Alert. Valid
entries are 0% to 4 billion %.
Travel Accumulator Deadband
Region around the travel reference point
established at the last increment of the
accumulator. This region must be exceeded
before a change in travel can be accumulated.
Valid entries are 0% to 100%.
Travel Alert
Checks the ranged travel against the travel high
and low alert points. The travel alert is active if
either the high or low point is exceeded. Once a
high or low point is exceeded, the ranged travel
must clear that point by the Travel Alert
Deadband before the alert clears. Four travel
alerts are available: Travel Alert Hi, Travel Alert
Lo, Travel Alert Hi Hi, and Travel Alert Lo Lo.
Travel Alert Deadband
Travel, in percent of ranged travel, required to
clear a travel alert, once it is active. Valid entries
are −25% to 125%.
Glossary

DVC6000 SIS
September 2013
Glossary-6
Travel Alert High Point
Value of the travel, in percent of ranged travel,
which, when exceeded, sets the Travel Alert Hi
alert. Valid entries are −25% to 125%.
Travel Alert High High Point
Value of the travel, in percent of ranged travel,
which, when exceeded, sets the Travel Alert Hi Hi
alert. Valid entries are −25% to 125%.
Travel Alert Low Point
Value of the travel, in percent of ranged travel,
which, when exceeded, sets the Travel Alert Lo
alert. Valid entries are −25% to 125%.
Travel Alert Low Low Point
Value of the travel, in percent of ranged travel,
which, when exceeded, sets the Travel Alert Lo
Lo alert. Valid entries are −25% to 125%.
Travel Cutoff
Defines the cutoff point for the travel, in percent
of ranged travel. There are two travel cutoffs:
high and low. Once travel exceeds the cutoff, the
drive signal is set to either maximum or minimum,
depending on the aero power condition and if the
cutoff is high or low. Minimum opening time or
minimum closing time are not in effect while the
travel is beyond the cutoff. Use the travel cutoff to
obtain the desired seat load or to be sure the
valve is fully open.
Travel Deviation
The difference between the analog input signal (in
percent of ranged input), the “target” travel, and
the actual “ranged” travel.
Travel Deviation Alert
Checks the difference between the target and the
ranged travel. If the difference exceeds the Travel
Deviation Alert Point for more than the Travel
Deviation Time, the Travel Deviation Alert is
active. It remains active until the difference is less
than the Travel Deviation Alert Point.
Travel Deviation Alert Point
An adjustable value for the target travel and the
ranged travel difference, expressed in percent,
When this value is exceeded by the travel
deviation for more than the Travel Deviation
Time, the Travel Deviation Alert is active. Valid
entries are 0% to 100%. Typically this is set to
5%.
Travel Deviation Time
The time, in seconds. that the travel deviation
must exceed the Travel Deviation Alert Point
before the alert is active. Valid entries are 1 to 60
seconds.
Travel Limit
A setup parameter that defines the maximum
allowable travel (in percent of ranged travel) for
the valve. During operation, the travel target will
not exceed this limit. There are two travel limits:
high and low. Typically the travel limit low will be
used to keep the valve from going completely
closed.
Travel Range
Travel, in percent of calibrated travel, that
corresponds to the input range.
Travel Sensor
A device within the FIELDVUE instrument that
senses valve stem or shaft movement. The travel
sensor is mechanically connected to the valve
stem or shaft.
Travel Sensor Motion
Establishes motion of the travel sensor. While
viewing the end of the travel sensor shaft, if
increasing air pressure to the actuator causes the
shaft to rotate clockwise, travel sensor motion is
CW. If increasing air pressure causes the shaft to
rotate counterclockwise, travel sensor motion is
CCW.
Tuning
The adjustment of control terms or parameter
values to produce a desired control effect.
Tuning Set
Preset values that identify gain settings for a
FIELDVUE instrument. The tuning set and supply
pressure together determine an instrument’s
response to input signal changes.
Glossary

Glossary
September 2013 Glossary-7
Watch Dog Timer
A timer that the microprocessor must rearm
periodically. If the microprocessor is unable to
rearm the timer, the instrument goes through
reset.
Zero Power Condition
The position of the valve when the power to the
positioner is turned off. It is used to reference 0%
travel. For Relay A and C, Port A will be at
atmosphere pressure, and if double-acting, Port B
will be at supply pressure. For Relay B, Port B
will be at supply pressure.
Glossary

DVC6000 SIS
September 2013
Glossary-8
Glossary

Index
September 2013 Index-1
Index
A
Action on Failed Test, 4-22
Actuator Style, 4-19
adjustment arm, 2-7
Alert Conditions, 6-2
Alert Record, 6-3
Electronics, 6-2
Environment, 6-3
Sensor, 6-2
SIS, 6-3
Travel, 6-3
Travel History, 6-3
Alert Groups, 4-17
Failure Alerts, 4-17
Miscellaneous, 4-17
Valve Alerts, 4-17
Alert Record, 4-17
Alerts, 4-13
Alert Record, 4-17
Alert Groups, 4-17
Enabling Alert Groups, 4-17
Electronic, 4-13
Drive Signal Alert, 4-13
Processor Impaired Alerts, 4-13
Environment, 4-14
Environmental
Aux Terminal Alerts, 4-14
Supply Press Lo Alert, 4-14
Sensor, 4-14
SIS, 4-16
Travel, 4-14
Deviation Alert, 4-14
Limit Alerts, 4-15
Travel Limit Hi/Lo Alerts, 4-15
Travel Limit/Cutoff Alerts, 4-15
Travel History, 4-15
Cycle Count, 4-15
Cycle Count/Tvl Accum Deadband, 4-16
Tvl Accum, 4-16
Analog Calibration Adjust, 5-4
Analog Input
Displaying Value, 6-8
Units, 4-18
Analog Input Calibration, 5-10
Analog Input Range, 4-18
ASCO Solenoid Valve, 2-33
ATEX
Hazardous Area Classifications, 1-10, 1-11
Loop Schematic, B-6, B-7
Nameplates, B-6, B-8
Special Conditions for Safe Use, 2-5
Auto Calibrate Travel, 5-3
Error Messages, 5-4
Auto Test Interval , View/Edit, 4-22
Aux Term Mode , 4-19
Auxiliary Input, Displaying Status, 6-8
Auxiliary Terminal, 6-5
Local DI, 6-5
Wiring Length Guidelines, 6-5
Auxiliary Terminal Alert, 4-14
auxiliary terminal button, 4-10
B
bias spring, 2-7, 2-14
Burst Mode, 4-3
Commands, 4-4
Enabling, 4-3
C
Calibration
Analog Input, 5-10
Auto Calibrate Travel, 5-3
Error Messages, 5-4
Manual Calibrate Travel, 5-4
Pressure Sensors, 5-6
PST, 5-12
Relay Adjustment, 5-10
Index

DVC6000 SIS
September 2013
Index-2
Sensor Calibration, 5-6
Pressure Sensors, 5-6
Travel
Auto, 5-3
Manual, 5-4
Analog Calibration Adjust, 5-4
Digital Calibration Adjust, 5-5
Travel Sensor, 5-7
Travel Sensor Adjust, 5-7
Calibration , Travel, 5-3
Calibration & Diagnostics, 4-17
Calibration Status and Location, 4-19
Classifications/Certifications, 1-5
Communication Cable Capacitance, 2-29
Communication Connections, 2-28
Connections
Electrical
4−20 mA Loop, 2-23
Communication, 2-28
Test, 2-28
Pneumatic
Output, 2-20
Supply, 2-18
Pressure, 2-18
Vent, 2-22
Control Mode, 4-3
Control System Requirements
Compliance Voltage, 2-29
Voltage Available, 2-28
Critical NVM Shutdown, 4-13
CSA
Hazardous Area Classifications, 1-8
Loop Schematics, B-2
DVC6005 SIS, B-3
Nameplates, B-2, B-3
Special Conditions of Safe Use, 2-4
Custom Characterization Table, 4-12
Cycle Count, 4-15
Cycle Counter
Displaying Value, 6-8
Enabling Alert, 4-16
Resetting, 4-16
D
Date, 4-18, 4-19
DD Information, 6-9
Declaration of SEP, 1-6
Demand Mode Tests, 6-6
Point-to-Point Mode, 6-6
when LCP100 is used, 6-7
Description, DVC6000 Series, 1-2
Descriptor, 4-18
Detailed Setup, 4-2
Device ID, Device Information, 6-9
Device Information, 6-9
Device Power Up, 4-22
Device Record, 6-4
Device Revision, 6-9
Device Variables, 6-8
Device, 6-8
Digital Calibration Adjust, 5-5
DIP Switch, 2-31
Setting, 7-6
Double-Acting Actuators, Output Connections,
2-20
Drive Current Shutdown, 4-13
Drive Signal, 4-13
Displaying Value, 6-8
Drive Signal Alert, 4-13
Dynamic Response, 4-12
E
Educational Services, 1-7
EF8316G303, ASCO solenoid valve, 2-31,
2-33, 2-34
EF8316G304, ASCO solenoid valve, 2-31,
2-33, 2-34
EFX8551G305 103594, ASCO solenoid valve,
2-31, 2-32, 2-33, 2-34, 2-35
EFX8553G305 103594, ASCO solenoid valve,
2-31, 2-32, 2-33, 2-34, 2-35
Electrical Classification, 1-5
Electrical Connections, LCP100 local control
panel, 2-35
Electromagnetic Immunity Performance, 1-8
Electromagnetic Interference, 1-5
Emergency Mode Tests, Multidrop Mode, 6-6
End Point Pressure Control, 4-11
Index

Index
September 2013 Index-3
End Point Pressure Deviation, 6-3
Environment Alerts, 4-14
EPPC Saturation Time, 4-11
EPPC Set Point, 4-11
Error Messages, Auto Calibrate Travel, 5-4
F
Factory Settings, Restoring, 5-11
Feedback Connection, 4-20
Firmware Revision, 6-9
Flash ROM Shutdown, 4-13
FM
Hazardous Area Classifications, 1-9
Loop Schematics, B-4
Nameplates, B-5
Special Conditions of Safe Use, 2-4
follower arm extension, 2-10
Free Time, Self Test Failure, enabling to
cause instrument shutdown, 4-13
G
Gauges, Tire Valves, & Pipe Plugs
Parts List, 8-5
Replacing, 7-8
Guided Setup, 3-2
H
Hardware Revision, 6-9
HART Communication, Principle of Operation,
A-2
Hart Tag, 4-18
Device Information, 6-9
Hazardous Area Approvals, 1-5, 2-4
Humidity Limits, 1-5
I
I/P Converter
Parts List, 8-4
Removing, 7-6
Replacing, 7-6
Replacing Filter, 7-5
IEC 61010 Compliance Requirements, 1-5
IEC 61326-1 (Edition 1.1), 1-5
IECEx
Conditions of Certification, 2-5
Hazardous Area Classifications, 1-11
Loop Schematic, B-9
Nameplates, B-10
Independent Linearity, 1-4
Initial Setup, 3-2
Input Characterization, 4-11
Input Range, 4-18
Input Signal
Multi-drop, 1-4
Point-to-Point, 1-4
Installation
2-Wire System, 2-32
4-Wire System, 2-31
LCP100 (Local Control Panel), 2-35
Instrument Clock, Setting, 4-17
Instrument Date and Time, 4-19
Instrument Level, 6-9
Instrument Mode, 3-2, 4-2
Instrument Serial Number, 4-18
Instrument Status, 6-4
Viewing, 6-3
Integral Action, Enable Integral Settings, 4-7
Integral Dead Zone, 4-17
Integral Enable
Pressure Tuning, 4-9
Travel Tuning, 4-7
Integral Gain
Pressure Tuning, 4-9
Travel Tuning, 4-7
Integral Settings, 4-8
Integral Dead Zone, 4-8
Integral Limit, 4-8
Integrator Saturation, 4-17
Internal Temperature, Displaying Value, 6-8
ISA Standard 7.0.01, 2-19
Index

DVC6000 SIS
September 2013
Index-4
L
Lag Time, 4-13
Last AutoCal Status, 4-19
Last Calibration Type, 4-19
LCP100 (Local Control Panel), 2-35
LCP100 Local Control Panel
Electrical Connections, 2-35
Installation, 2-35
Line Conditioner, 2-33
Part Number, 8-6
Locked in Safety Alert, 6-3
Loop Connections, 4 to 20 mA , 2-23
Loop Current, checking, 7-15
Loop Current Validation Enable, 4-14
Loop Schematic
ATEX, B-6, B-7
IECEx, B-9
Loop Schematics
CSA, B-2, B-3
FM, B-4
Low Power Write Alert Enable, 4-13
M
Manual Calibrate Travel, 5-4
Manual Conventions, 1-2
Manual Reset, 6-6
Manufacturer, 4-19
Max Travel Movement, 4-20
Maximum Supply Pressure, 4-19
Message, 4-18
Module Base
Removal, 7-4
Replacing, 7-4
Module Base, Parts List, 8-4
Module Base Maintenance, 7-3
Mounting, 1-6
67CFR, 2-17
DVC6005 base unit, 2-13
Pipestand, 2-13
Wall, 2-13
DVC6010 SIS, 2-6
DVC6015, 2-13
DVC6020 SIS, 2-8
DVC6025, 2-15
DVC6030 SIS, 2-10
DVC6035, 2-16
Mounting Guidelines, 2-6
N
Nameplates
ATEX
Flameproof, B-8
Intrinsic Safety, B-6
Type n, B-8
CSA, B-2, B-3
FM, B-5
IECEx, B-10
No Free Time Shutdown, 4-13
Non-Critical NVM Alert Enable, 4-13
Number of Power Ups, Displaying Status, 6-9
O
Offline/Failed Alert Enable, 4-13
Output Connections, 2-20
Double-Acting Actuators, 2-20
Single-Acting Actuators, 2-20
Output Pressure, Displaying Value, 6-8
Output Signal, 1-4
P
Parameters
conditions for modifying, 4-5
Factory Default, Detailed Setup, 4-2
Partial Stroke Test, 6-4
Configuring
Partial Stroke Pressure Limit, 4-21
Pause Time, 4-21
Stroke Speed, 4-20
initiating, 6-4
375 Field Communicator, 6-6
Auxiliary Terminal, 6-5
Local Control Panel, 6-5
Local Push Button, 6-5
Device (Digital Valve Controller), 6-5
Partial Stroke Test (PST), 6-3
Index

Index
September 2013 Index-5
Parts
Common Parts, 8-4
Feedback Parts, 8-5
Gauges, Tire Valves, & Pipe Plugs, 8-5
I/P Converter Assembly, 8-4
Kits, 8-2
Module Base, 8-4
Ordering, 8-2
Printed Wiring Board Assembly, 8-5
Relay, 8-4
Terminal Box, 8-5
Pause Time, 4-21
Performance Tuner, 3-6, 4-8
Pneumatic Relay
Adjusting, 5-10
Parts List, 8-4
Removing, 7-7
Replacing, 7-7
Polling Address, 4-18
Pressure Connections, 2-18
Pressure Deviation Alert Enable, 4-16
Pressure Deviation Alert Point, 4-16
Pressure Deviation Time, 4-16
Pressure Sensor Calibration, 5-6
Pressure Sensor Shutdown, 4-14
Pressure Set Point, 4-11
Setting manually, 4-11
Pressure Tuning Sets, Gain Values, 4-9
Pressure Units, 4-18
Principle of Operation, DVC6000 SIS, A-2
Printed Wiring Board Assembly
Parts List, 8-5
Removing, 7-6
Replacing, 7-6
Setting DIP Switch, 7-6
Setting DIP Switch, 2-31
Protection, 3-2, 4-4
PST Calibration, 5-12
PST Press Limit
double acting actuators, 4-21
single acting actuators, 4-21
PST Pressure Limit, 4-16
PST Start Pt, 4-11
PST Variables, View/Edit, 4-20
R
Raw Travel Input, Displaying Status, 6-9
Reference Voltage Shutdown, 4-14
Related Documents, 1-7
Relay
Double-Acting, 5-10
Single-Acting Direct, 5-11
Single-Acting Reverse, 5-11
Relay A, 5-10
Relay Adjustment, 5-10
Double-Acting, 5-10
Relay B, 5-11
Relay C, 5-11
Relay Type, 4-19
Remote Travel Sensor Connections, 2-24
Using a 10 kOhm External Potentiometer
as, 2-26
Using a Two-Resistor Series as, 2-26
Using the DVC6015, DVC6025 and
DVC6035 Feedback unit as, 2-25
reset, 4-9
Restart Control Mode, 4-3
Revision Information
DVC6000
Device, 6-9
Hardware, 6-9
HART Universal, 6-9
DVC6000 SIS, Firmware, 6-9
Run Time, 6-9
S
Safety Instrumented System, Installation, 2-31
2-Wire System, 2-32
4-Wire System, 2-31
LCP100 (Local Control Panel) Installation,
2-35
Serial Number
Instrument, 4-18
Valve, 4-18, 4-19
Service Tools, 6-2
Set Point Rate Close, 4-12
Set Point Rate Open, 4-12
Setup Wizard, 3-3
Single-Acting Actuators, Output Connections,
2-20
Index

DVC6000 SIS
September 2013
Index-6
SIS
Pressure Mode Enable, 4-11
Valve Stuck Alert, 4-23
SIS Alerts, 4-16
SIS Panel Comm Error, 6-3
Solenoid Valve, Health Monitoring, 2-21, 6-7
special application, 2-21
Special Instructions for Safe Use and
Installations in Hazardous Locations, 2-4
ATEX Flameproof, 2-5
ATEX Intrinsic Safety, 2-4
ATEX Type n, 2-5
CSA, 2-4
FM, 2-4
IECEx Intrinsic Safety, Type n, Flameproof,
2-5
Specifications, DVC6000 Series, 1-3
Stabilize/Optimize, 4-7
Status, 4-17
Calibration & Diagnostics, 4-17
Instrument Time, 4-17
Integrator, 4-17
Operational, 4-17
Steady-State Air Consumption, 1-4
Stroke Speed, 4-20
Stroke Valve, 6-4
Stroking the Output, with Field Communicator,
6-4
Supply Connections, 2-18
Supply Pressure, 1-4
Displaying Value, 6-8
Supply Pressure Lo Alert, 4-14
T
Temp Sensor Shutdown, 4-14
Temperature, Units, 4-18
Temperature Limits, Operating Ambient, 1-5
Terminal Box
Parts List, 8-5
Removing, 7-8
Replacing, 7-8
Test Connections, 2-28
TEST Terminals, 7-15
Third-Party Approvals, 2-4
Tier Capabilities, 1-2
Travel, Displaying Value, 6-8
Travel / Pressure Control, 4-10
Cutoffs, 4-10
End Point Pressure Control, 4-11
Travel Accumulation Alert Enable, 4-16
Travel Accumulator
Displaying Value, 6-8
Enabling Alert, 4-16
Resetting, 4-16
Travel Accumulator Alerts, 4-16
Travel Deviation Alert, 4-14
Travel History Alerts, 4-15
travel indicator assembly, 2-11
Travel Limit Alerts, 4-15
Travel Limit Hi/Lo Alerts, 4-15
Travel Limit/Cutoff Alerts, 4-15
Travel Sensor
Adjusting
DVC6010 SIS, 5-7
DVC6015, 5-7
DVC6020 SIS, 5-8
DVC6025, 5-8
DVC6030 SIS, 5-7
DVC6035, 5-7
Parts List, 8-5
Removing
DVC6010 SIS, 7-9
DVC6015, 7-9
DVC6020 SIS, 7-9
DVC6025, 7-9
DVC6030 SIS, 7-10
DVC6035, 7-10
Replacing
DVC6010 SIS, 7-10
DVC6015, 7-10
DVC6020 SIS, 7-12
DVC6025, 7-12
DVC6030 SIS, 7-13
DVC6035, 7-13
Travel Sensor Adjust, 5-7
Travel Sensor Motion, 4-20
Travel Sensor Shutdown, 4-14
Travel Target, Displaying Value, 6-8
Travel Tuning Sets, Gain Values, 4-4
Troubleshooting, 7-14
Index

Index
September 2013 Index-7
Tuning, 4-4
Pressure, 4-9
Travel, 4-4
Tuning Set
Pressure, 4-9
Travel, 4-4
Tuning Sets
Pressure, 4-9
Gain Values, 4-9
Travel, 4-4
Gain Values, 4-4
Type 67CFR filter regulator, 2-19
V
Valve Serial Number, 4-18, 4-19
Valve Style, 4-19
Vent, 2-22
View/Edit Auto Test Interval, 4-22
View/Edit PST Variables, 4-20
Voltage Available
Calculating, 2-28
Checking, 7-14
W
Weight, Valve-Mounted Instruments, 1-6
Wiring Length Guidelines, Auxiliary Terminal ,
6-5
Wiring Practices
Communication Cable Capacitance, 2-29
Control System Requirements, 2-28
Compliance Voltage, 2-29
Voltage Available, 2-28
Z
Zero Power Condition, 4-19
Index

DVC6000 SIS
September 2013
Index-8
Index

Emerson Process Management
Marshalltown, Iowa 50158 USA
Sorocaba, 18087 Brazil
Chatham, Kent ME4 4QZ UK
Dubai, United Arab Emirates
Singapore 128461 Singapore
www.Fisher.com
The contents of this publication are presented for informational purposes only, and while every effort has been made to ensure their accuracy,
they are not to be construed as warranties or guarantees, express or implied, regarding the products or services described herein or their use or
applicability. All sales are governed by our terms and conditions, which are available upon request. We reserve the right to modify or improve the
designs or specifications of such products at any time without notice.
2007, 2013 Fisher Controls International LLC. All rights reserved.
Neither Emerson, Emerson Process Management, nor any of their affiliated entities assumes responsibility for the selection, use or
maintenance of any product. Responsibility for proper selection, use, and maintenance of any product remains solely with the
purchaser and end-user.
Fisher, FIELDVUE, PlantWeb, ValveLink, and THUM are marks owned by one of the companies in the Emerson Process Management business
unit of Emerson Electric Co. Emerson Process Management, Emerson, and the Emerson logo are trademarks and service marks of Emerson
Electric Co. ASCO is a mark owned by one of the Emerson Industrial Automation group of companies. All other marks are the property of their
respective owners.


