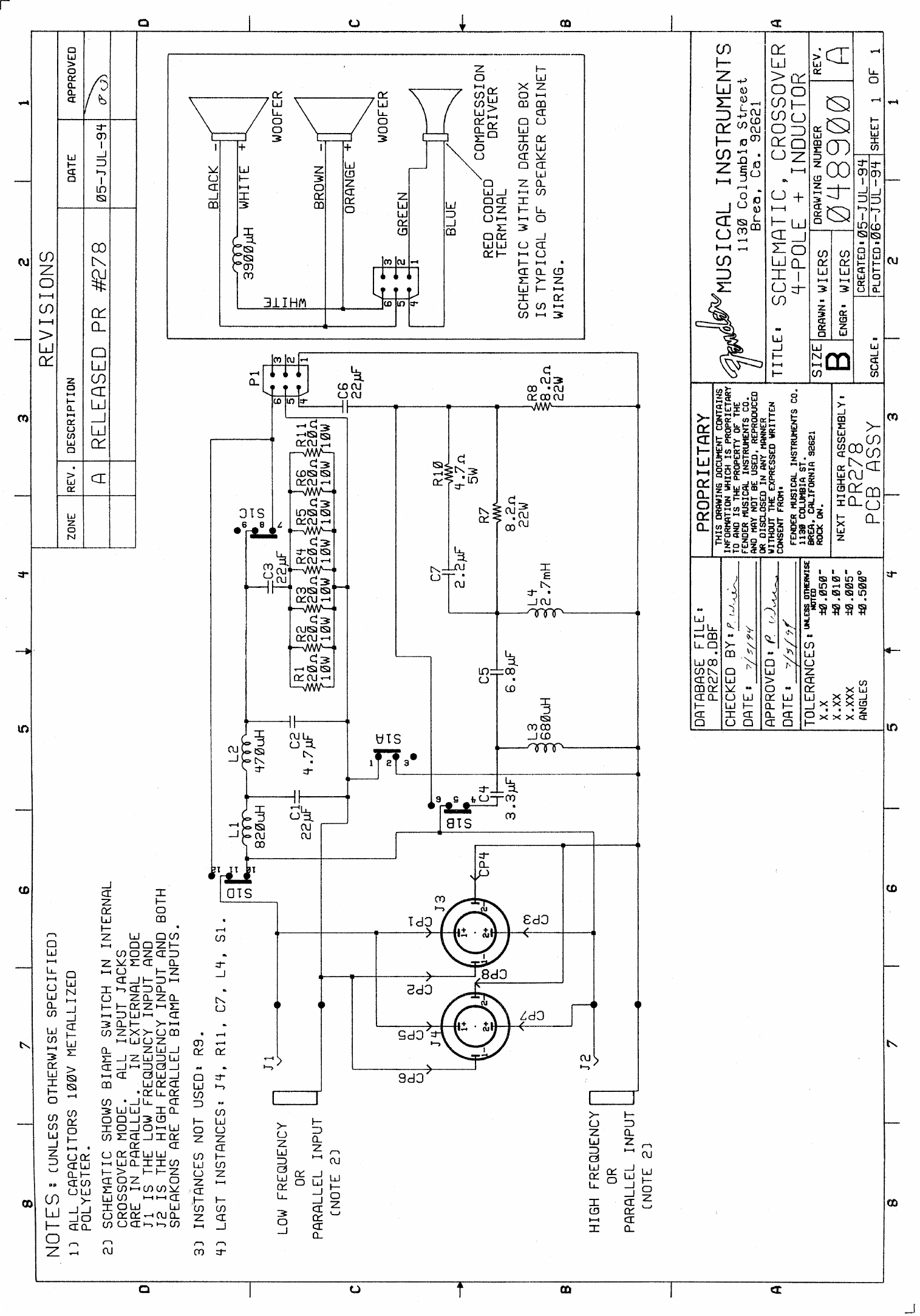
Fender SPLSpkrs SPL 1225 1226 Speakers Schematic
User Manual: Fender Fender Audio Schematic Archive – Fender
Open the PDF directly: View PDF
.
Page Count: 1

User Manual: Fender Fender Audio Schematic Archive – Fender
Open the PDF directly: View PDF
.
Page Count: 1
