Generac Power Systems 2 4L Users Manual Cover112 RevA 05 07
2.4L to the manual 2e895841-27e0-424b-97fe-11ceb84c1944
2015-02-09
: Generac-Power-Systems Generac-Power-Systems-2-4L-Users-Manual-559906 generac-power-systems-2-4l-users-manual-559906 generac-power-systems pdf
Open the PDF directly: View PDF
.
Page Count: 68

STANDBY GENERATOR
OWNER'S MANUAL
This manual should remain with the unit.
A new standard of reliability
Serial Number
2.4L
25kW
Models
Not intended for use in critical life support applications.
ONLY QUALIFIED ELECTRICIANS OR CONTRACTORS SHOULD ATTEMPT INSTALLATION!
DEADLY EXHAUST FUMES. OUTDOOR INSTALLATION ONLY!
—CAUTION—
Cover112 Rev. A 05/07 Part No. 0G4159

Standby Generator Sets
Table of Contents
SECTION PAGE
SAFETY RULES ................................................ 1-1
INTRODUCTION .....................................................1-3
Read this Manual Thoroughly ...................................1-3
Operation and Maintenance ......................................1-3
How to Obtain Service ..............................................1-3
IDENTIFICATION RECORD .....................................2-1
Data Label ................................................................2-1
EQUIPMENT DESCRIPTION ...................................3-1
Equipment Description ................................................3-1
Engine Oil Recommendations ......................................3-1
Coolant Recommendations...........................................3-1
ENGINE PROTECTIVE DEVICES ............................4-1
High Coolant Temperature Switch ............................4-1
Low Coolant Level Sensor .........................................4-1
Low Oil Pressure Switch ...........................................4-1
Overcrank Shutdown ................................................4-1
Overspeed Shutdown ................................................4-1
RPM Sensor Loss Shutdown .....................................4-1
DC Fuse ....................................................................4-1
FUEL SYSTEMS .....................................................5-1
Fuel Requirements ....................................................5-1
Natural Gas Fuel System ..........................................5-1
Propane Vapor Withdrawal Fuel System....................5-1
LP Fuel System .........................................................5-1
SPECIFICATIONS ...................................................6-1
Generator .................................................................6-1
Engine.......................................................................6-1
Cooling System .........................................................6-1
Fuel System ..............................................................6-1
Electrical System ......................................................6-1
Cold Weather Kit .......................................................6-2
Reconfiguring the Fuel System ..................................6-2
GENERAL INFORMATION .......................................7-1
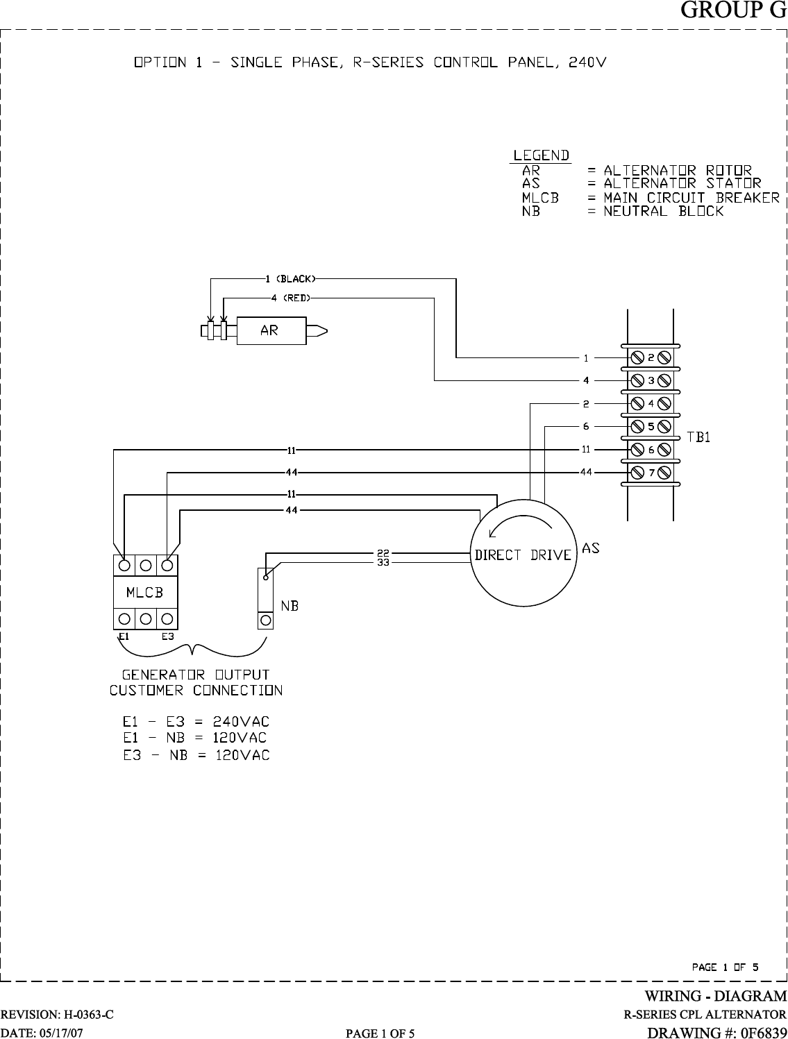
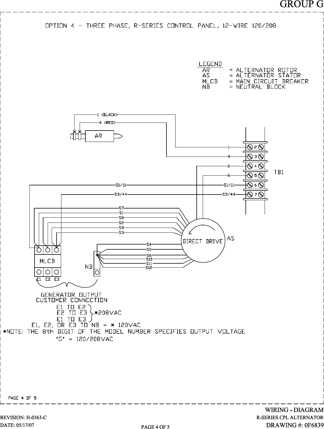
Generator AC Lead Connections ..................................7-1
Four-lead, Single-phase Stator ..................................7-1
Alternator Power Winding Connections ........................7-1
3-phase Alternators ..................................................7-1
INSTALLATION .......................................................8-1
Installation ...................................................................8-1
Preparation Before Start-up .........................................8-1
Transfer Switch ........................................................8-1
Fuel System ..............................................................8-1
Generator Set Lubrication ........................................8-1
Prior to Initial Start-up .............................................8-1
Engine Coolant .........................................................8-1
Belt Tension ..............................................................8-1
Electrical System ......................................................8-1
Initial Inspection for QT Genset Start-up .....................8-1
Start-up Checklist ........................................................8-2
Preparation for Start-up............................................8-2
Start-up Inspection ...................................................8-2
OPERATION ...........................................................9-1
Generator Control and Operation ................................9-1
Operating Unit with Manual Transfer Switch ...............9-1
Engine Start-up and Transfer ...................................9-1
Retransfer and Shutdown .........................................9-1
Operating Unit with Automatic Transfer Switch ...........9-1
MAINTENANCE .....................................................10-1
Maintenance Performed by Authorized
Service Facilities .....................................................10-1
Every Three Months ...............................................10-1
Once Every Six Months ...........................................10-1
Once Annually .........................................................10-1
First 100 Operating Hours ......................................10-1
Every 500 Operating Hours ....................................10-1
Every 800 Operating Hours ....................................10-1
Exhaust Manifold Procedure ......................................10-1
Intake Manifold Procedure .........................................10-1
Cylinder Head Procedure ...........................................10-1
Cooling System ..........................................................10-2
Overload Protection for Engine DC
Electrical System ....................................................10-2
Checking Fluid Levels ................................................10-2
Check Engine Oil ....................................................10-2
Battery Fluid ...........................................................10-2
Engine Coolant .......................................................10-2
Maintenance Owner/Operator Can Perform ................10-3
Check Engine Oil Level ...........................................10-3
Check Battery .........................................................10-3
Exercise System ......................................................10-3
Inspect Cooling System ...........................................10-3
Check Engine Coolant Level....................................10-3
Perform Visual Inspection .......................................10-3
Inspect Exhaust System ..........................................10-3
Check Fan Belt ........................................................10-3
Inspect Engine Governor ........................................10-3
Changing Engine Oil ...............................................10-3
Changing the Engine Air Cleaner ............................10-3
Spark Plugs ............................................................10-4
Coolant Change .......................................................10-4
Miscellaneous Maintenance ........................................10-4
Cleaning the Generator ...........................................10-4
Battery ....................................................................10-4
Battery Maintenance ...............................................10-4
Battery Replacement ...............................................10-5
SERVICE SCHEDULE ...........................................11-1
TROUBLESHOOTING ...........................................12-1
Troubleshooting Guide ...............................................12-1
NOTES
EXPLODED VIEWS & PARTS LISTS
WIRING DIAGRAMS & SCHEMATICS
Content016 Rev. A 06/07

Study these SAFETY RULES carefully before install-
ing, operating or servicing this equipment. Become
familiar with this Owner’s Manual and with the unit.
The generator can operate safely, efficiently and reli-
ably only if it is properly installed, operated and
maintained. Many accidents are caused by failing to
follow simple and fundamental rules or precautions.
The manufacturer cannot anticipate every possible
circumstance that might involve a hazard. The warn-
ings in this manual, and on tags and decals affixed
to the unit are, therefore, not all inclusive. If a pro-
cedure, work method or operating technique is used
that the manufacturer does not specifically recom-
mend, ensure that it is safe for others. Also make
sure the procedure, work method or operating tech-
nique utilized does not render the generator unsafe.
DANGER
Despite the safe design of this generator,
operating this equipment imprudently, neglect-
ing its maintenance or being careless can cause
possible injury or death. Permit only responsible
and capable persons to install, operate or main-
tain this equipment.
Potentially lethal voltages are generated by
these machines. Ensure all steps are taken to
render the machine safe before attempting to
work on the generator.
Parts of the generator are rotating and/or hot
during operation. Exercise care near running
generators.
GENERAL HAZARDS
• For safety reasons, the manufacturer recommends
that this equipment be installed, serviced and
repaired by a Service Dealer or other competent,
qualified electrician or installation technician who
is familiar with applicable codes, standards and
regulations. The operator also must comply with
all such codes, standards and regulations.
• Installation, operation, servicing and repair of this
(and related) equipment must always comply with
applicable codes, standards, laws and regulations.
Adhere strictly to local, state and national electri-
cal and building codes. Comply with regulations
the Occupational Safety and Health Administration
(OSHA) has established. Also, ensure that the
generator is installed, operated and serviced in
accordance with the manufacturer’s instructions
and recommendations. Following installation, do
nothing that might render the unit unsafe or in
noncompliance with the aforementioned codes,
standards, laws and regulations.
• The engine exhaust fumes contain carbon monox-
ide gas, which can be DEADLY. This dangerous gas,
if breathed in sufficient concentrations, can cause
unconsciousness or even death. For that reason,
adequate ventilation must be provided. Exhaust
gases must be piped safely away from any building
or enclosure that houses the generator to an area
where people, animals, etc., will not be harmed.
This exhaust system must be installed properly, in
strict compliance with applicable codes and stan-
dards.
• Keep hands, feet, clothing, etc., away from drive
belts, fans, and other moving or hot parts. Never
remove any drive belt or fan guard while the unit
is operating.
• Adequate, unobstructed flow of cooling and venti-
lating air is critical in any room or building hous-
ing the generator to prevent buildup of explosive
gases and to ensure correct generator operation.
Do not alter the installation or permit even partial
blockage of ventilation provisions, as this can seri-
ously affect safe operation of the generator.
• Keep the area around the generator clean and
uncluttered. Remove any materials that could
become hazardous.
• When working on this equipment, remain alert
at all times. Never work on the equipment when
physically or mentally fatigued.
• Inspect the generator regularly, and promptly
repair or replace all worn, damaged or defective
parts using only factory-approved parts.
SAVE THESE INSTRUCTIONS – The manufacturer suggests that these rules for safe operation
be copied and posted in potential hazard areas. Safety should be stressed to all operators,
potential operators, and service and repair technicians for this equipment.
The engine exhaust from this product
contains chemicals known to the state
of California to cause cancer, birth
defects or other reproductive harm.
WARNING:
This product contains or emits chemicals
known to the state of California to cause
cancer, birth defects or other reproductive harm.
WARNING:
1-1
Standby Generator Sets
Important Safety Instructions
Safety004 Rev. A 04/07

• Before performing any maintenance on the gen-
erator, disconnect its battery cables to prevent
accidental start-up. Disconnect the cable from the
battery post indicated by a NEGATIVE, NEG or (–)
first. Reconnect that cable last.
• Never use the generator or any of its parts as a
step. Stepping on the unit can stress and break
parts, and may result in dangerous operating con-
ditions from leaking exhaust gases, fuel leakage,
oil leakage, etc.
ELECTRICAL HAZARDS
• All generators covered by this manual produce
dangerous electrical voltages and can cause fatal
electrical shock. Utility power delivers extremely
high and dangerous voltages to the transfer switch
as well as the standby generator. Avoid contact
with bare wires, terminals, connections, etc., on
the generator as well as the transfer switch, if
applicable. Ensure all appropriate covers, guards
and barriers are in place before operating the gen-
erator. If work must be done around an operating
unit, stand on an insulated, dry surface to reduce
shock hazard.
• Do not handle any kind of electrical device while
standing in water, while barefoot, or while hands or
feet are wet. DANGEROUS ELECTRICAL SHOCK
MAY RESULT.
• If personnel must stand on metal or concrete while
installing, operating, servicing, adjusting or repair-
ing this equipment, place insulative mats over a
dry wooden platform. Work on the equipment only
while standing on such insulative mats.
• The National Electrical Code (NEC) requires the
frame and external electrically conductive parts
of the generator to be connected to an approved
earth ground. This grounding will help prevent
dangerous electrical shock that might be caused
by a ground fault condition in the generator set or
by static electricity. Never disconnect the ground
wire.
• Wire gauge sizes of electrical wiring, cables and
cord sets must be adequate to handle the maxi-
mum electrical current (ampacity) to which they
will be subjected.
• Before installing or servicing this (and related)
equipment, make sure that all power voltage
supplies are positively turned off at their source.
Failure to do so will result in hazardous and pos-
sibly fatal electrical shock.
• Connecting this unit to an electrical system nor-
mally supplied by an electric utility shall be by
means of a transfer switch so as to isolate the
generator electric system from the electric utility
distribution system when the generator is operat-
ing. Failure to isolate the two electric system power
sources from each other by such means will result
in damage to the generator and may also result
in injury or death to utility power workers due to
backfeed of electrical energy.
• Generators installed with an automatic transfer
switch will crank and start automatically when
normal (utility) source voltage is removed or is
below an acceptable preset level. To prevent such
automatic start-up and possible injury to person-
nel, disable the generator’s automatic start circuit
(battery cables, etc.) before working on or around
the unit. Then, place a “Do Not Operate” tag on
the generator control panel and on the transfer
switch.
• In case of accident caused by electric shock, imme-
diately shut down the source of electrical power.
If this is not possible, attempt to free the victim
from the live conductor. AVOID DIRECT CONTACT
WITH THE VICTIM. Use a nonconducting imple-
ment, such as a dry rope or board, to free the vic-
tim from the live conductor. If the victim is uncon-
scious, apply first aid and get immediate medical
help.
• Never wear jewelry when working on this equip-
ment. Jewelry can conduct electricity resulting in
electric shock, or may get caught in moving com-
ponents causing injury.
FIRE HAZARDS
• Keep a fire extinguisher near the generator at all
times. Do NOT use any carbon tetra-chloride type
extinguisher. Its fumes are toxic, and the liquid
can deteriorate wiring insulation. Keep the extin-
guisher properly charged and be familiar with its
use. If there are any questions pertaining to fire
extinguishers, consult the local fire department.
EXPLOSION HAZARDS
• Properly ventilate any room or building housing
the generator to prevent build-up of explosive gas.
• Do not smoke around the generator. Wipe up any
fuel or oil spills immediately. Ensure that no com-
bustible materials are left in the generator com-
partment, or on or near the generator, as FIRE or
EXPLOSION may result. Keep the area surround-
ing the generator clean and free from debris.
• These generator sets may operate using one of
several types of fuels. All fuel types are potentially
FLAMMABLE and/or EXPLOSIVE and should be
handled with care. Comply with all laws regulat-
ing the storage and handling of fuels. Inspect the
unit’s fuel system frequently and correct any leaks
immediately. Fuel supply lines must be prop-
erly installed, purged and leak tested according to
applicable fuel-gas codes before placing this equip-
ment into service.
• Diesel fuels are highly FLAMMABLE. Gaseous
fluids such as natural gas and liquid propane
(LP) gas are extremely EXPLOSIVE. Natural gas
is lighter than air, and LP gas is heavier than air;
install leak detectors accordingly.
1-2
Standby Generator Sets
Important Safety Instructions
Safety004 Rev. A 04/07

1-3
INTRODUCTION
Thank you for purchasing this model of the standby
generator set product line.
Every effort was expended to make sure that the
information and instructions in this manual were
both accurate and current at the time the manual was
written. However, the manufacturer reserves the right
to change, alter or otherwise improve this product(s)
at any time without prior notice.
READ THIS MANUAL THOROUGHLY
If any portion of this manual is not understood, con-
tact the nearest Service Dealer for starting, operating
and servicing procedures.
Throughout this publication, and on tags and
decals affixed to the generator, DANGER, WARNING,
CAUTION and NOTE blocks are used to alert person-
nel to special instructions about a particular service
or operation that may be hazardous if performed
incorrectly or carelessly. Observe them carefully.
Their definitions are as follows:
DANGER
After this heading, read instructions that, if not
strictly complied with, will result in personal injury
or property damage.
After this heading, read instructions that, if not
strictly complied with, may result in personal
injury or property damage.
After this heading, read instructions that, if not
strictly complied with, could result in damage to
equipment and/or property.
NOTE:
After this heading, read explanatory statements
that require special emphasis.
These safety warnings cannot eliminate the hazards
that they indicate. Common sense and strict compli-
ance with the special instructions while performing
the service are essential to preventing accidents.
Four commonly used safety symbols accompany the
DANGER, WARNING and CAUTION blocks. The type
of information each indicates is as follows:
This symbol points out important safety infor-
mation that, if not followed, could endanger
personal safety and/or property of others.
This symbol points out potential explosion
hazard.
This symbol points out potential fire hazard.
This symbol points out potential electrical shock
hazard.
The operator is responsible for proper and safe use
of the equipment. The manufacturer strongly recom-
mends that the operator read this Owner's Manual
and thoroughly understand all instructions before
using this equipment. The manufacturer also strong-
ly recommends instructing other users to properly
start and operate the unit. This prepares them if they
need to operate the equipment in an emergency.
OPERATION AND MAINTENANCE
It is the operator's responsibility to perform all safety
checks, to make sure that all maintenance for safe
operation is performed promptly, and to have the
equipment checked periodically by a Service Dealer.
Normal maintenance service and replacement of parts
are the responsibility of the owner/operator and, as
such, are not considered defects in materials or work-
manship within the terms of the warranty. Individual
operating habits and usage contribute to the need for
maintenance service.
Proper maintenance and care of the generator ensure
a minimum number of problems and keep operating
expenses at a minimum. See a Service Dealer for ser-
vice aids and accessories.
Operating instructions presented in this manual
assume that the standby electric system has been
installed by a Service Dealer or other competent,
qualified contractor. Installation of this equipment is
not a “do-it-yourself” project.
HOW TO OBTAIN SERVICE
When the generator requires servicing or repairs,
simply contact a Service Dealer for assistance.
Service technicians are factory-trained and are capa-
ble of handling all service needs.
When contacting a Service Dealer about parts and
service, always supply the complete model number of
the unit as given on the front cover of this manual or
on the DATA LABEL affixed to the unit.
Standby Generator Sets
Important Safety Instructions
Safety004 Rev. A 04/07

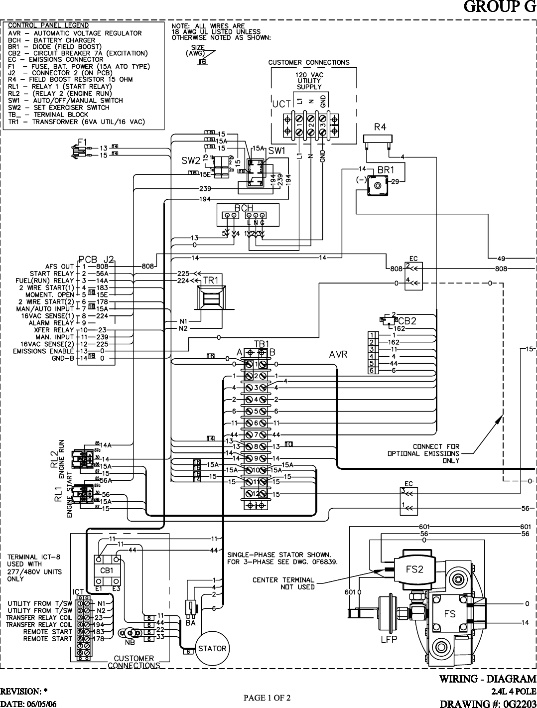
IDENTIFICATION RECORD
DATA LABEL
Every generator set has a DATA LABEL that contains
important information pertinent to the generator. The
data label, which can be found attached to the gen-
erator’s lower connection box, lists the unit’s serial
number and its rated voltage, amps, wattage capacity,
phase, frequency, rpm, power factor, etc.
NOTE:
For actual information related to this particular
model, please refer to the Manual Drawing Listing
located at the end of this manual, or to the data
label affixed to the unit.
Generator Model and Serial Number
This number is the key to numerous engineering and
manufacturing details pertaining to your unit. Always
supply this number when requesting service, order-
ing parts or seeking information.
2-1
Standby Generator Sets
General Information
Identy 005 Rev. A 03/07
MANUFACTURING INFORMATION
Data Label

EQUIPMENT DESCRIPTION
This equipment is a revolving field, alternating cur-
rent generator set. It is powered by a gaseous fueled
engine operating at 1800 rpm for 4-pole direct drive
units, 3600 rpm for 2-pole direct drive units and
2300 - 3000 rpm for quiet drive gear units. See the
Specifications section for exact numbers. The unit
comes complete with a sound attenuated enclosure,
internally mounted muffler, control console, main-
line circuit breaker, battery charger, and protective
alarms as explained in the following paragraph.
All AC connections, including the power leads from
the alternator, 120 volt battery charger input and
control connections to the transfer switch are avail-
able in the main connection box.
The generator incorporates the following generator
features:
• Rotor and Stator insulation is Class F rated as
defined by NEMA MG1-32.6, NEMA MG1-1.66.
The generator is self ventilated and drip-proof con-
structed.
• The voltage waveform deviation, total harmonic
content of the AC waveform and telephone influ-
ence factor have been evaluated and are acceptable
according to NEMA MG1-32.
ENGINE OIL RECOMMENDATIONS
The unit has been filled with 15W-40 engine oil at
the factory. Use a high-quality detergent oil classi-
fied “For Service SJ or SH.” Detergent oils keep the
engine cleaner and reduce carbon deposits. Use oil
having the following SAE viscosity rating, based on
the ambient temperature range anticipated before the
next oil change:
Any attempt to crank or start the engine before
it has been properly serviced with the recom-
mended oil may result in an engine failure.
NOTE:
For temperatures below 32° F, it is strongly recom-
mended to use the optional Cold Weather Start Kit
(part number listed in the Specification Section).
The oil grade for temperatures below 32° F is 5W-
30 synthetic oil.
COOLANT RECOMMENDATIONS
Use a mixture of half low silicate ethylene glycol
base anti-freeze and deionized water. Cooling system
capacity is listed in the specifications. Use only deion-
ized water and only low silicate anti-freeze. If desired,
add a high quality rust inhibitor to the recommended
coolant mixture. When adding coolant, always add
the recommended 50-50 mixture.
Do not use any chromate base rust inhibitor
with ethylene glycol base anti-freeze or chro-
mium hydroxide (“green slime”) forms and will
cause overheating. Engines that have been oper-
ated with a chromate base rust inhibitor must
be chemically cleaned before adding ethylene
glycol base anti-freeze. Using any high silicate
anti-freeze boosters or additives will also cause
overheating. The manufacturer also recommends
that any soluble oil inhibitor is NOT used for this
equipment.
DANGER
Do not remove the radiator pressure cap while
the engine is hot or serious burns from boiling
liquid or steam could result.
Ethylene glycol base antifreeze is poisonous.
Do not use mouth to siphon coolant from the
radiator, recovery bottle or any container. Wash
hands thoroughly after handling. Never store
used antifreeze in an open container because
animals are attracted to the smell and taste of
antifreeze even though it is poisonous to them.
Temperature Oil Grade (Recommended)
Above 80° F (27° C) SAE 30W or 15W-40
32° to 80° F (0° to 27° C) SAE 20W-20 or 15W-40
Below 32° F (0° C) See Note
3-1
Standby Generator Sets
Equipment Description
Equip002 Rev. A 08/06

ENGINE PROTECTIVE DEVICES
The standby generator may be required to operate for
long periods of time without an operator on hand to
monitor such engine conditions as coolant tempera-
ture, oil pressure or rpm. For that reason, the engine
has several devices designed to protect it against
potentially damaging conditions by automatically
shutting down the unit when the oil pressure is too
low, the coolant temperature is too high, the coolant
level is too low, or the engine is running too fast.
NOTE:
Engine protective switches and sensors are men-
tioned here for the reader’s convenience. Also
refer to the applicable control panel manual for
additional automatic engine shutdown informa-
tion.
HIGH COOLANT TEMPERATURE SWITCH
This switches contacts close if the temperature should
exceed approximately 140° C (284° F), initiating an
engine shutdown. The generator will automatically
restart and the LED will reset once the temperature
has returned to a safe operating level.
LOW COOLANT LEVEL SENSOR
Should the engine coolant level drop below the level
of the high coolant temperature switch, it is possible
for the engine to overheat without automatic shut-
down. To prevent such overheating, the engine has a
low coolant level sensor. If the level of engine coolant
drops below the level of the low coolant level sensor,
the engine automatically shuts down.
LOW OIL PRESSURE SWITCH
This switch has normally closed contacts that are
held open by engine oil pressure during cranking and
operating. Should oil pressure drop below the 8 psi
range, switch contacts close, and the engine shuts
down. The unit should not be restarted until oil is
added, and the AUTO/OFF/MANUAL switch must be
turned to OFF and then back to AUTO.
OVERCRANK SHUTDOWN
After a prespecified duration of cranking, this func-
tion ends the cranking if the engine has failed to
start. The overcrank LED will turn ON. Turn OFF the
AUTO/OFF/MANUAL switch, then turn switch back to
AUTO to reset the generator control board.
NOTE:
If the fault is not corrected, the overcrank feature
will continue to activate.
Approximate Crank Cycle Times
• 15 seconds ON
• 7 seconds OFF
• 7 seconds ON
• 7 seconds OFF
• Repeat for 45 seconds
Approximately 90 seconds total.
OVERSPEED SHUTDOWN
A speed circuit controls engine cranking, start-up,
operation and shutdown. Engine speed signals are
delivered to the circuit board whenever the unit is
running. Should the engine overspeed above a safe,
preset value, the circuit board initiates an automatic
engine shutdown. Contact the nearest Authorized
Dealer if this failure occurs.
RPM SENSOR LOSS SHUTDOWN
If the speed signal to the control panel is lost, engine
shutdown will occur.
DC FUSE
This fuse is located inside of the control panel. It
protects the panel wiring and components from
damaging overload. Always remove this fuse before
commencing work on the generator. The unit will
not start or crank if the fuse is blown. Replace the
fuse with one of the same size, type, and rating. (See
the exploded views and parts lists at the end of this
manual for replacement part number.)
4-1
Standby Generator Sets
Engine Protective Devices
EngProt001 Rev. 0 08/05

FUEL SYSTEM
FUEL REQUIREMENTS
The standby generator may be equipped with one of
the following fuel systems:
• Natural gas fuel system
• Propane vapor (PV) fuel system
The Manual Drawing Listing that is affixed to the
unit includes the “Identification Code,” which may be
used to identify the type of fuel system installed on
the unit.
Recommended fuels should have a Btu content of at
least 1,000 Btus per cubic foot for natural gas; or at
least 2,520 Btus per cubic foot for LP gas. Ask the
fuel supplier for the Btu content of the fuel.
Required fuel pressure for natural gas is 5 inches
to 14 inches water column (0.18 to 0.5 psi); and
for liquid propane, 5 inches to 14 inches of water
column (0.18 to 0.5 psi).
NOTE:
Any piping used to connect the generator to the
fuel supply should be of adequate size to ensure
the fuel pressure NEVER drops below five inches
water column for natural gas or 5 inches water
column for propane vapor for all load ranges.
NOTE:
It is the responsibility of the installer to make sure
that only the correct recommended fuel is sup-
plied to the generator fuel system. Thereafter, the
owner/operator must make certain that only the
proper fuel is supplied.
NATURAL GAS FUEL SYSTEM
Natural gas is supplied in its vapor state. In most
cases, the gas distribution company provides piping
from the main gas distribution line to the standby
generator site. The following information applies to
natural gas fuel systems.
• Gas pressure in a building is usually regulated by
national, state and local codes.
• To reduce gas pressure to a safe level before
the gas enters a building, a primary regulator is
needed. The natural gas supplier may or may not
supply such a regulator.
• It is the responsibility of the gas supplier to make
sure sufficient gas pressure is available to operate
the primary regulator.
• Gas pressure at the inlet to the fuel shutoff sole-
noid should not exceed approximately 14 inches
water column (0.5 psi). Optimum pressure at the
fuel shutoff solenoid is 11 inches water column
(0.4 psi).
PROPANE VAPOR WITHDRAWAL FUEL SYSTEM
This type of system utilizes the vapors formed above
the liquid fuel in the supply tank. Approximately 10
to 20 percent of the tank capacity is needed for fuel
expansion from the liquid to the vapor state. The
vapor withdrawal system is generally best suited for
smaller engines that require less fuel. The installer
should be aware of the following:
• The natural gas and LP gas systems are similar.
However, the natural gas system delivers gas at a
pressure of approximately five inches water col-
umn to the carburetor.
• When ambient temperatures are low and engine
fuel consumption is high, the vapor withdrawal
system may not function efficiently.
• Ambient temperatures around the supply tank
must be high enough to sustain adequate vaporiza-
tion, or the system will not deliver the needed fuel
volume.
• In addition to the cooling effects of ambient air, the
vaporization process itself provides an additional
cooling effect.
LP FUEL SYSTEM
LP is supplied as a liquid in pressure tanks. It is
usually made up of propane, butane, or a mixture of
the two gases. Propane tends to vaporize readily even
at temperatures as low as -20° F (-29° C). However,
butane reverts to its liquid state when temperatures
drop below 32° F (0° C).
LP in a liquid withdrawal system must be converted
to its gaseous state before it is introduced into the
engine carburetor. A vaporizer-converter is generally
used to accomplish this. In such a converter, heated
engine coolant is ported through the converter to
provide the necessary heat for conversion of the fuel
from a liquid to a gaseous state.
5-1
Standby Generator Sets
Fuel Systems
FuelSys001 Rev. 0 08/05

SPECIFICATIONS
GENERATOR
Type ............................................................................. Synchronous
Rotor Insulation ....................................................................Class F
Stator Insulation .................................................................. Class H
Total Harmonic Distortion ..........................................................<5%
Telephone Interference Factor (TIF) .......................................... < 50
Alternator Output Leads 3-phase ........................................... 6-wire
Bearings .........................................................................Sealed Ball
Coupling .......................................................................Flexible Disc
Load Capacity (Standby Rating) ............................................25kW*
* NOTE: Generator rating and performance in accordance with ISO8528-5, BS5514, SAE J1349,
ISO3046 and DIN 6271 Standards. KW rating is based on LPG fuel and may derate with natural
gas.
Excitation System ....................................................................Direct
Generator Output Voltage/kW - 60 Hz kW Amp CB Size
120/240V, 1-phase, 1.0 pf 25 104 125
120/208V, 3-phase, 0.8 pf 25 87 100
277/480V, 3-phase, 0.8 pf 25 38 40
Generator Locked Rotor KVA Available @ Voltage Dip of 35%
Single-phase ...................................................................... 50 KVA
208V, 3-phase .................................................................... 70 KVA
480V, 3-phase .................................................................... 70 KVA
ENGINE
Make ................................................................................... Generac
Model ..................................................................................... In Line
Cylinders and Arrangement ............................................................ 4
Displacement ....................................................................... 2.4 Liter
Bore ...................................................................................... 3.41 in.
Stroke ................................................................................... 3.94 in.
Compression Ratio ...............................................................8.5-to-1
Air Intake System ...............................................Naturally Aspirated
Valve Seats ....................................................................... Hardened
Lifter Type .......................................................................... Hydraulic
Engine Parameters
Rated Synchronous RPM ..............................................60 Hz, 1800
HP at rated kW ..................................................................60 Hz, 40
Exhaust System
Exhaust Flow at Rated Output 60 Hz .................................. 130 cfm
Exhaust Temperature at Rated Output .................................. 900° F
Combustion Air Requirements (Natural Gas)
Flow at rated power, 60 Hz ................................................... 70 cfm
Governor
Type .................................................................................. Electronic
Frequency Regulation ...................................................Isochronous
Steady State Regulation ......................................................± 0.25%
Engine Lubrication System
Type of Oil Pump ...................................................................... Gear
Oil Filter ............................................... Full Flow Spin-on, Cartridge
Crankcase Oil Capacity ....................................................4 U.S. qts.
COOLING SYSTEM
Type ...................................................Pressurized Closed Recovery
Water Pump .................................................................... Belt Driven
Fan Speed .........................................................................1000 rpm
Fan Diameter .....................................................................22 inches
Fan Mode ................................................................................ Puller
Air Flow (inlet air including alternator and
combustion air) ...........................................................1600 ft3/min.
Coolant Capacity ........................................................ (3.0 U.S. gal.)
Heat Rejection to Coolant ..........................................106,900 Btu/h
Maximum Operating Air Temp. on Radiator ..............60° C (150° F)
Maximum Ambient Temperature ................................50° C (140° F)
FUEL SYSTEM
Type of Fuel ......................................... Natural Gas, Propane Vapor
Carburetor ...................................................................... Down Draft
Secondary Fuel Regulator .................................................Standard
Fuel Shut-off Solenoid ........................................................Standard
Operating Fuel Pressure ...................... 5 in. - 14 in. Water Column
Fuel Consumption - ft3/hr (Natural Gas/LPV)
Exercise 25% 50% 75% 100%
Cycle Load Load Load Load
42/16 107/41 204/77 293/111 375/142
ELECTRICAL SYSTEM
Battery Charge Alternator ............................................12V, 30 Amp
Static Battery Charger ............................................................2 Amp
Recommended Battery ...................................... Group 26, 525CCA
System Voltage .....................................................................12 Volts
Voltage Regulator
Type .................................................................................. Electronic
Sensing ........................................................................ Single-phase
Regulation ................................................................................± 1%
Features ................................................. V/F Adjustable, Adjustable
Voltage and Gain LED Indicators
Power Adjustment for Ambient Conditions
Temperature Deration
3% for every 10° C above °C ..................................................... 25
1.65% for every 10° above °F .................................................... 77
Altitude Deration
1% for every 100 m above m ................................................... 183
3% for every 1000 ft. above ft. ................................................. 600
Controller .................................................R-200
6-1
Standby Generator Sets
Specifications
GenSpec031 Rev. A 05/07

COLD WEATHER KIT
For cold climates, optional cold weather kit (part
number 0F6148) is recommended. The kit includes:
• Battery Warmer
• 4” Junction Box with hardware
• 6 qt. pack 5W-30 synthetic oil (engine)
RECONFIGURING THE FUEL SYSTEM
NOTE:
All models are configured to run on natural gas
from the factory.
To reconfigure the fuel system from NG to LP, follow
these steps:
1. Turn the main gas supply off.
2. Remove the carburetor fuel hose from the outlet
port of the demand regulator (see Figure 6.2).
3. Disconnect the power wires from the fuel sole-
noid located on top of the regulator assembly.
4. Loosen the spring clamp on the small fuel enrich-
ment line and remove the hose from the hose
barb.
5. Remove the black pipe assembly from the outlet
port of the demand regulator.
6. Remove the NG fuel jet (loosen counter clock-
wise) from the outlet port.
7. Remove the LP fuel jet (loosen counter clockwise)
from the jet keeper port on the side of the regula-
tor housing. Install this jet into the outlet port in
the regulator casting.
NOTE:
The jet sizes are stamped on the individual jets.
The larger jet size is used for running on NG.
8. Install the previously removed NG jet into the jet
keeper port on the side of the regulator housing.
9. Install the previously removed black pipe onto
the outlet port of the demand regulator.
10. Reverse steps 1-4 in this procedure to reactivate
the demand regulator.
Figure 6.2 — Reconfigure the Fuel System
DANGER
Serious injury or damage may occur if not con-
figured properly. Please consult an Authorized
Dealer with any questions.
Figure 1 — Interconnections
6-2
Standby Generator Sets
Specifications
GenSpec031 Rev. A 05/07
TO
ALTERNATOR
NEUTRAL
GROUND
CIRCUIT
BREAKER
NEUTRAL
Ground Level
Concrete Slab STUB-UP AREA
See Install Dwg for
Dimensions
CONTROL PANEL
GENERATOR
CONNECTION
BOX
FRAME RAIL
N1
N2
23
194
186
178
To Generator Control Panel
Utility In
Load
Out
Gen
N1
N2
23
194
183
178
120 Volt +
Neutral
Grd
Battery
Charger
Input
Transfer Switch
CIRCUIT BREAKER SIZE
KW VOLTS / AMPS LUG SIZE
45 240 1 Ø 200 #6 to 300 mcm
45 208 3 Ø 175 #6 to 300 mcm
45 480 3 Ø 80 #6 to 300 mcm
4- # 14 GA
WIRES TO
GENERATOR
CONNECTION
BOX
TO GENERATOR
CONNECTION BOX

GENERATOR AC LEAD CONNECTIONS
See “Voltage Codes”. This generator may be rated
at any one of three voltages, either single-phase or
three-phase. The electrical wires in the unit’s AC con-
nection (lower) panel should be installed according to
the number of leads and the voltage/phase required
for the application. If there are any questions regard-
ing lead connection, refer to the wiring diagrams at
the back of this manual.
Voltage codes apply to the type of stator assembly
installed on a particular generator.
FOUR-LEAD, SINGLE-PHASE STATOR
Four-lead generators (see Figure 7.1) are designed to
supply electrical loads with voltage code “A” (240V,
1-phase, 60 Hz). Electrical power is produced in the
stator power windings. These windings were con-
nected at the factory to the main circuit breaker as
shown in Figure 7.1.
The rated voltage between each circuit breaker ter-
minal is 240V. The rated voltage between each circuit
breaker terminal and the neutral point 00 is 120V.
Figure 7.1 — Four-lead, Single-phase Stator
ALTERNATOR POWER WINDING
CONNECTIONS
3-PHASE ALTERNATORS
The generator is designed to supply 3-phase electri-
cal loads. Electric power is produced in the alterna-
tor power windings. These windings were connected
at the factory to the main circuit breaker with a “Y”
configuration as shown in Figures 7.2 and 7.3.
The rated voltage between circuit breaker terminals
E1-E2, E1-E3 and E2-E3 is either 480V or 208V
depending on the model.
The rated voltage between each circuit breaker termi-
nal and the neutral point 00 is either 277V or 120V
depending on the model.
Figure 7.2 — Stator Power Winding
Connections - 3-phase, 277/480V (6 Lead)
S6
E
3
S3
INTERNAL
CO
NNE
C
TI
O
N
S
L-
N
L
-
L
S4
E2
S2
S5
S1
E1
NE
U
TRA
L
Figure 7.3 — Stator Power Winding
Connections - 3-phase, 120/208V (6 Lead)
E
3
E2
00
(
NEUTRAL
)
E1
L
-
L
L
-
N
S1
S1
S4
S4
S
6
S6
S3
S3
S5
S5
S2
S2
7-1
Standby Generator Sets
General Information
ACConn001 Rev. 0 08/05

INSTALLATION
Refer to the separate “Installation Guide” supplied
with the unit.
PREPARATION BEFORE START-UP
The instructions in this section assume that the
standby generator has been properly installed, ser-
viced, tested, adjusted and otherwise prepared for
use by a competent, qualified installation contractor.
Be sure to read the “Safety Rules”, as well as all other
safety information in this manual, before attempting
to operate this (and related) equipment.
Before starting the generator for the first time, the
installer must complete the following procedures. For
follow-up maintenance information and/or service
intervals, please refer to the “Maintenance” section
and the “Service Schedule”.
TRANSFER SWITCH
If this generator is used to supply power to any elec-
trical system normally powered by an electric utility,
the National Electrical Code requires that a transfer
switch be installed. The transfer switch prevents elec-
trical backfeed between two different electrical sys-
tems. (For additional information, see the applicable
transfer switch manual for this unit.) The transfer
switch, as well as the generator and other standby
components, must be properly located and mounted
in strict compliance with applicable codes, standards
and regulations.
FUEL SYSTEM
Make sure the fuel supply system to the generator (a)
delivers the correct fuel at the correct pressure and (b)
is properly purged and leak tested according to code.
No fuel leakage is permitted. See “Specifications” for
more information.
GENERATOR SET LUBRICATION
Check the engine crankcase oil level before operating
and add oil to the proper level – the dipstick “FULL”
mark. Never operate the engine with the oil level
below the dipstick “ADD” mark. See “Specifications”
and “Engine Oil Recommendations”.
NOTE:
This engine is shipped from the manufacturer
with “break-in” oil. This oil should be changed
after 30 hours of operation.
PRIOR TO INITIAL START-UP
Prior to initially starting the generator, it must
be properly prepared for use. Any attempt to
crank or start the engine before it has been
properly serviced with the recommended types
and quantities of engine fluids (oil, coolant, fuel,
etc.) may result in an engine failure.
ENGINE COOLANT
Have the engine cooling system properly filled with
the recommended coolant mixture. Check the system
for leaks and other problems. See “Specifications”
and “Coolant” sections.
BELT TENSION
Check-the engine-fan belt tension and condition prior
to placing the unit into service and at recommended
intervals. Belt tension is correct when a force of
approximately 22 pounds (10 kg), applied midway
between pulleys, deflects the belt about 3/8- to 5/8-
inch (10 to 16 mm).
ELECTRICAL SYSTEM
Make sure the generator is properly connected to an
approved earth ground.
Make sure the generator battery is fully charged,
properly installed and interconnected, and ready for
use.
NOTE:
Battery charger must be connected to 120 VAC, 15
amp circuit to operate.
Check to ensure that there are no loose electrical con-
nections. Restrain any loose wires to keep them clear
of any moving generator set components.
INITIAL INSPECTION FOR GENSET
STARTUP
Inspect for the following.
• Freight Damage.
• Manuals present.
• Fluid Levels (Oil, coolant, battery, Gear Drive).
• Correct fuel piping.
• Adequate air flow, clearances and ventilation per
installation drawings and applicable codes.
• Correct AC and DC wire size, connections and
grounding. Control and communication wiring to/
from the transfer switch must be run in a separate
conduit from the AC power leads.
8-1
Standby Generator Sets
Installation
Install002 Rev. C 01/07

• Battery charger connection to 120 VAC.
• Communication wires connected between transfer
switch and generator (HTS only).
• Unit secured to pad.
START-UP CHECKLIST
Before working on the generator, ensure the fol-
lowing:
• The AUTO/OFF/MANUAL switch is in the OFF
position.
• The 120VAC supply to the battery charger is
switched OFF.
PREPARATION FOR START-UP
• Ensure that the 120VAC circuit breaker to the bat-
tery charger is open.
• Remove the fuse from the the control panel. Open
the front door of the control box and remove the
15 Amp ATO fuse in the lower left-hand corner of
the control box.
• Connect the battery cables to the battery. Attach
negative battery cable last.
• Close the 120VAC circuit breaker to the battery
charger.
• Measure the voltage at the battery before and after
the charger is turned on.
• Verify all AC electrical connections are tight at the
circuit breaker and transfer switch.
• Visually inspect entire area looking for loose paper,
plastic wrappings, leaves, etc.
• Check all hoses clamps fittings for leaks or dam-
age.
• Check all electrical plugs throughout the genera-
tor. Ensure each plug is seated correctly and fully
inserted into its receptacle.
• Verify the AUTO/OFF/MANUAL switch is in OFF
position.
• Open the valve to the engine fuel line.
• Bleed the fuel system of air. (necessary for long fuel
lines).
• Open the generator main line circuit breaker.
• Connect a manometer to the gas line and record
the static pressure. It must be as listed in the
Specifications.
• Insert the fuse into the control panel.
• Move the AUTO/OFF/MANUAL switch to the man-
ual position. The engine should now crank and
start.
• Check voltage at the generator terminals.
• For 3-phase units, check phase rotation at the
transfer switch terminals. The generator phase
rotation must match the utility phase rotation.
• Check for coolant, fuel, oil, and exhaust leaks.
• Close the generators main line circuit breaker.
• Turn the generator set off.
• Connect the UTILITY supply to the transfer
switch.
• Set the AUTO/OFF/MANUAL switch to AUTO.
• Disconnect utility power before the transfer
switch.
Engine should start, transfer to load.
Run at least 15 minutes on generator power.
Make certain all 3-phase loads are functioning
correctly (correct phase rotation).
• Reconnect Utility power
Transfer switch will transfer back to Utility and
engine will shut down within the given time
parameters set up for the specific transfer switch
and controller.
• Install all covers, access plates and door panels.
• Put the Owners Manual in a safe and accessible
place.
• Make certain the AUTO/OFF/MANUAL switch is in
the AUTO position.
8-2
Standby Generator Sets
Installation
Install002 Rev. C 01/07

GENERATOR CONTROL AND
OPERATION
Refer to the appropriate control panel operator’s
manual for this unit.
OPERATING UNIT WITH MANUAL
TRANSFER SWITCH
If the generator was installed in conjunction with a
transfer switch capable of manual operation only, the
following procedure applies. A manually operated
transfer switch is one that will not provide automatic
start-up and does not include an intelligence circuit.
ENGINE START-UP AND TRANSFER
For additional information, refer to the applicable
control panel manual for this unit, as well as any lit-
erature pertaining to the specific transfer switch.
DANGER
The Maintenance Disconnect Switch and the
AUTO/OFF/MANUAL switches (if so equipped)
must be set properly, or the generator will crank
and start as soon as the utility power to the
transfer switch is turned off. Refer to applicable
control panel and transfer switch manuals for
more information.
Do not proceed until certain that utility source
voltage is available to the transfer switch and
the transfer switch main contacts are set to
UTILITY.
Do not attempt manual operation until all power
supplies to the transfer switch have been posi-
tively turned off, or extremely dangerous - pos-
sibly lethal - electrical shock will result.
Transfer switch enclosure doors should be kept
closed and locked. Only authorized personnel
should be allowed access to the transfer switch
interior. Extremely high and dangerous voltages
are present in the transfer switch.
In order to transfer load from the utility source to the
generator, follow these directions:
• Turn OFF or disconnect the utility power circuit
to the transfer switch, using the means provided
(such as the utility source main line circuit break-
er).
• Set the transfer handle to its UTILITY (NORMAL)
position with load circuits connected to the utility
power supply.
• Set the standby generator’s main line circuit break-
er to its OFF (or OPEN) position.
• Start the generator.
Do not crank the engine continuously for longer
than 30 seconds, or the heat may
damage the starter motor.
• Let engine stabilize and warm up.
• Check all applicable instrument and gauge read-
ings. When certain that all readings are correct,
move the transfer switch manual handle to its
STANDBY (GENERATOR) position, i.e., load cir-
cuits supplied by the generator.
• Set the standby generator’s main line circuit break-
er to its ON (or CLOSED) position.
• Load circuits are now powered by the standby
generator.
RETRANSFER AND SHUTDOWN
For additional information, refer to the applicable
control panel manual for this unit, as well as any lit-
erature pertaining to the specific transfer switch.
To transfer the load back to the utility power source
and shut down the generator, follow these direc-
tions:
• Set the standby generator’s main line circuit break-
er to its OFF (or OPEN) position.
• Manually move the transfer switch handle to its
UTILITY (NORMAL) position, i.e., load circuits
connected to the utility.
• Turn ON the utility power supply to the transfer
switch, using the means provided (such as the util-
ity power source main line circuit breaker).
• Let the generator run at no-load for a few minutes
to stabilize internal temperatures.
• Shut down the generator.
OPERATING UNIT WITH AUTOMATIC
TRANSFER SWITCH
If the generator has been installed with an automatic
transfer switch, such as an RTS, HTS, or GTS-type
transfer switch, the engine may be started and
stopped automatically or manually.
NOTE:
Refer to the applicable manual for your trans-
fer switch and to “Transfer Switch Start Signal
Connections”. In addition, please note the dangers
under “Engine Start-up and Transfer.”
9-1
Standby Generator Sets
Operation
Oper001 Rev. 0 08/05

MAINTENANCE PERFORMED BY
SERVICE FACILITIES
Before working on the generator, ensure the fol-
lowing:
• The AUTO/OFF/MANUAL switch is in the OFF
position.
• The 15A fuse has been removed from the con-
trol box.
• The 120VAC supply to the battery charger is
switched OFF.
EVERY THREE MONTHS
1. Check battery condition.
2. Inspect and test fuel system.
3. Check transfer switch.
4. Inspect exhaust system.
5. Check engine ignition system.
6. Check fan belts.
ONCE EVERY SIX MONTHS
1. Test Engine Safety Devices (low oil pressure, low
coolant level, high coolant temperature).
ONCE ANNUALLY
1. Test engine governor; adjust or repair, if needed.
2. Clean, inspect generator.
3. Flush cooling system.
FIRST 30 OPERATING HOURS
1. Change engine "break-in" oil and filter.
FIRST 100 OPERATING HOURS
1. Change engine oil and oil filter. After initial
change, service engine oil and filter at 100 operat-
ing hours or six months, whichever comes first.
2. Retorque cylinder head.
3. Retorque intake and exhaust manifold.
EVERY 500 OPERATING HOURS
1. Service air cleaner.
2. Check starter.
3. Check engine DC alternator.
EVERY 800 OPERATING HOURS
1. Retorque cylinder head.
2. Retorque intake and exhaust manifold.
3. Check engine compression.
4. Check valve clearance.
COOLING SYSTEM
Air intake and outlet openings in the generator com-
partment must be open and unobstructed for contin-
ued proper operation. This includes such obstruc-
tions as high grass, weeds, brush, leaves and snow.
Without sufficient cooling and ventilating air flow, the
engine/generator quickly overheats, which causes it
to shut down. (See the installation diagram.)
The exhaust system parts from this product get
extremely hot and remains hot after shutdown.
High grass, weeds, brush, leaves, etc. must
remain clear of the exhaust. Such materials may
ignite and burn from the heat of the exhaust
system.
OVERLOAD PROTECTION FOR ENGINE
DC ELECTRICAL SYSTEM
Engine cranking, start up and running are controlled
by a solid state Engine Controller circuit board.
Battery voltage is delivered to that circuit board via
a 15 amp fuse. These overcurrent protection devices
will open if the circuit is overloaded.
If a circuit breaker opens or a fuse element melts,
find the cause of the overload before resetting
the circuit breaker or replacing the fuse.
CHECKING FLUID LEVELS
CHECK ENGINE OIL
Check engine crankcase oil level (Figure 10.1) at least
every 20 hours of operation, or prior to use.
Figure 10.1 - Oil Dipstick and Oil Fill Cap
Oil
Dipstick
Oil Fill Cap
10-1
Standby Generator Sets
Maintenance
Maint012 Rev. D 06/07

• Remove oil dipstick and wipe dry with a clean, lint-
free cloth.
• Install oil dipstick, then remove again.
• Oil should be between FULL and ADD marks.
• If oil level is below the dipstick ADD mark, remove
oil fill cap-. Add the recommended oil to bring oil
level up to the FULL mark. DO NOT FILL ABOVE
THE “FULL” MARK. See “Engine Oil Recommen-
dations” for recommended oils.
BATTERY FLUID
Check battery electrolyte fluid based on the
Maintenance Schedule. Fluid should cover separa-
tors in all battery cells. If fluid level is low, add dis-
tilled water to cover tops of separators. DO NOT USE
TAP WATER IN BATTERY.
ENGINE COOLANT
Check coolant level in coolant recovery bottle. See
Specifications.
• Add recommended coolant mixture as necessary.
• Periodically remove radiator pressure cap (only
when engine has cooled down) to make sure the
coolant recovery system is functioning properly.
Coolant should be at bottom of radiator filler neck.
If coolant level is low, inspect gasket in radiator
pressure cap. Replace cap, if necessary. To have
pressure cap tested, contact a Service Dealer.
Inspect cooling system and coolant recovery sys-
tem for leaks.
MAINTENANCE OWNER/
OPERATOR CAN PERFORM
CHECK ENGINE OIL LEVEL
Refer to “Checking Fluid Levels”.
CHECK BATTERY
• See “Checking Fluid Levels”.
• Check battery cables for condition, tightness, cor-
rosion or damage. Clean, tighten or replace as
necessary.
EXERCISE SYSTEM
Start the generator engine at least once every seven
days and let it run at least 20 minutes. For more
detailed exercise information, see the respective sec-
tions in the Control Panel Technical Manual that is
supplied with the unit.
INSPECT COOLING SYSTEM
• Inspect engine cooling system. See “Maintenance
Schedule”.
• Check hoses for damage, deterioration, leaks, etc.
Correct any discrepancies found.
• Check hose clamps for tightness.
CHECK ENGINE COOLANT LEVEL
See “Checking Fluid Levels”.
PERFORM VISUAL INSPECTION
Complete a thorough visual inspection of the entire
engine-generator monthly. Look for obvious damage,
loose, missing or corroded nuts, bolts and other fas-
teners. Look for fuel, oil or coolant leaks.
INSPECT EXHAUST SYSTEM
Inspect the exhaust system at least once every three
months. Check all exhaust system pipes, mufflers,
clamps, etc. for condition, tightness, leaks, security,
damage.
CHECK FAN BELT
• Inspect fan belts every three months. Replace any
damaged, deteriorated, worn or otherwise defec-
tive belt.
• Check fan belt tension. Thumb pressure, exerted
midway between pulleys, should deflect about 3/8
to 5/8 of an inch. Adjust belt tension as required.
INSPECT ENGINE GOVERNOR
Visually inspect electronic governor.
DANGER
Do not attempt to adjust the governor. Only
qualified service facilities should adjust the
governor. Excessively high operating speeds
are dangerous and increase the risk of personal
injury. Low speeds impose a heavy load on the
engine when adequate engine power is not
available and may shorten engine life. Correct
rated frequency and voltage are supplied only
at the proper governed speed. Some connected
electrical load devices may be damaged by incor-
rect frequency and/or voltage. Only qualified
service technicians should adjust the governed
speed.
Standby Generator Sets
Maintenance
10-2
Maint012 Rev. D 06/07

CHANGING ENGINE OIL
Refer to maintenance performed by service facilities
for engine oil and filter change frequencies.
Drain the oil while the engine is still warm from run-
ning. This means warm up the engine, shut it down
and drain immediately as follows:
1. Remove OIL DRAIN HOSE from its retaining
clip.
2. Loosen and remove OIL DRAIN HOSE CAP. Drain
oil completely into suitable container.
3. When all oil has drained, install and tighten OIL
DRAIN HOSE CAP, and re-install into its retaining
clip.
4. Turn OIL FILTER (Figure 10.2) counterclockwise
and remove. Properly dispose of old filter.
Figure 10.2 – Oil Filter
Oil
Filter
5. Apply light coating of new engine oil to seal of new
oil filter.-Install FILTER and tighten by hand only.
DO NOT OVER TIGHTEN.
6. Remove OIL FILL CAP. Add recommended oil (see
SPECIFICATIONS). DO NOT FILL ABOVE THE
DIPSTICK “FULL” MARK. Crankcase oil capacity
is 4.0 U.S. quarts (3.8 liters).
After refilling the crankcase with oil, always
check oil level on dipstick. NEVER OPERATE
ENGINE WITH OIL BELOW THE DIPSTICK “ADD”
MARK.
7. Start engine and check for oil leaks.
CHANGING THE ENGINE AIR CLEANER
To replace the engine air cleaner, remove the air
cleaner cover and replace the air filter making sure
it is positioned properly before reattaching the cover
(Figure 10.3).
See the “Service Schedule,” for air cleaner mainte-
nance.
Figure 10.3 – Engine Air Cleaner
Air Cleaner
(Doors Removed for Clarity)
SPARK PLUGS
Reset the spark plug gap or replace the spark plugs
as necessary (Figure 10.4).
1. Clean the area around the base of the spark plugs
to keep dirt and debris out of the engine. Clean
by scraping or washing using a wire brush and
commercial solvent. Do not blast the spark plugs
to clean.
2. Remove the spark plugs and check the condition.
Replace the spark plugs if worn or if reuse is
questionable. See the “Service Schedule” section
for recommended inspection.
3. Check the spark plug gap using a wire feeler
gauge. Adjust the gap to 1.07-1.17 mm (0.042-
0.046 inch) by carefully bending the ground elec-
trode (Figure 10.4).
Figure 10.4 – Setting the Spark Plug Gap
COOLANT CHANGE
Every year, have a service facility drain, flush and
refill the cooling system. See “Specifications” for cool-
ing system recommendations.
Standby Generator Sets
Maintenance
10-3
Maint012 Rev. D 06/07
SET PLUG GAP AT 1.07 - 1.17 mm
(0.042 - 0.046 inch)

MISCELLANEOUS MAINTENANCE
CLEANING THE GENERATOR
Keep the generator as clean and as dry as possible.
Dirt and moisture that accumulates on internal gen-
erator windings have an adverse effect on insulation
resistance.
Periodically clean generator exterior surfaces. A soft
brush may be used to loosen caked on dirt. Use a
vacuum system or dry, low pressure air to remove
any accumulations of dirt. The generator is housed
inside an all-weather enclosure, clean the enclosure
with a soft, damp cloth or sponge and water.
Once each year have the generator cleaned and
inspected by a Service Dealer. That dealer will use
dry, low pressure air to clean internal windings. Parts
inside the control console should be cleaned and
inspected at this time as well.
Finally, have the insulation resistance of stator and
rotor windings checked. If insulation resistances are
excessively low, the generator may require drying.
BATTERY
All lead-acid storage batteries discharge when not in
use. Refer to specific instructions and warnings that
accompany the battery. If such information is not
available, observe the following precautions when
handling a battery:
• DO NOT use jumper cables and a booster battery
to crank or start the generator engine.
• DO NOT recharge a weak battery while it is
installed in the generator. Remove battery from
generator and recharge in a well-ventilated area,
away from fuel vapors, sparks, heat or flames.
• Battery electrolyte fluid is an extremely caustic
sulfuric solution that can cause severe burns. DO
NOT permit fluid to contact eyes, skin, clothing,
painted surfaces, wiring insulation, etc. If any bat-
tery fluid is spilled, flush the affected area with
clear water immediately.
• Always wear safety glasses, rubber apron and
gloves when handling a battery.
• Batteries give off explosive hydrogen gas while
charging. The gas can form an explosive mixture
around the battery for several hours after charging.
Any spark, heat or flames can ignite the gas and
cause an explosion which can shatter the battery,
causing blindness or other serious injury.
BATTERY MAINTENANCE
The battery should be inspected per the "Scheduled
Maintenance" section. The following procedure should
be followed for inspection:
1. Inspect the battery posts and cables for tightness
and corrosion. Tighten and clean as necessary.
2. Check the battery fluid level of unsealed batteries
and, if necessary, fill with DISTILLED WATER
ONLY. DO NOT USE TAP WATER IN BATTERIES.
3. Have the state of charge and condition checked.
This should be done with an automotive-type bat-
tery hydrometer.
DANGER
Storage batteries give off explosive hydrogen
gas. This gas can form an explosive mixture
around the battery for several hours after charg-
ing. The slightest spark can ignite the gas and
cause an explosion. Such an explosion can shat-
ter the battery and cause blindness or other
injury. Any area that houses a storage battery
must be properly ventilated. Do not allow smok-
ing, open flame, sparks or any spark producing
tools or equipment near the battery.
Battery electrolyte fluid is an extremely corro-
sive sulfuric acid solution that can cause severe
burns. Do not permit fluid to contact eyes, skin,
clothing, painted surfaces, etc. Wear protective
goggles, protective clothing and gloves when
handling a battery. If fluid is spilled, flush the
affected area immediately with clear water.
Do not use any jumper cables or booster battery
to crank and start the generator engine. If the
battery has completely discharged, remove it
from the generator for recharging.
Be sure the AUTO/OFF/MANUAL switch is set to
the OFF position, before connecting the battery
cables. If the switch is set to AUTO or MANUAL,
the generator can crank and start as soon as the
battery cables are connected.
Be sure the 120VAC power supply to the battery
is turned OFF, or sparking may occur at the bat-
tery posts as the cables are attached and cause
an explosion.
BATTERY REPLACEMENT
NOTE:
Unit DOES NOT include battery.
When supplying or replacing the battery, the recom-
mended number and type of battery is listed in the
Specifications Section.
NOTE:
The BCI number should be located directly on the
battery.
REPAIR PARTS
The later portion of this manuals consists of explod-
ed views, parts lists and electrical data pertaining to
this generator set.
Standby Generator Sets
Maintenance
10-4
Maint012 Rev. D 06/07

SERVICE SCHEDULE
30 KW - 150 KW STANDBY GAS ENGINE DRIVEN GENERATOR SETS
The following is a recommended maintenance schedule for standby gas engine driven generator sets from 30kW to
150 kW in size. The established intervals in the schedule are the maximum recommended when the unit is used
in an average service application. They will need to be decreased (performed more frequently) if the unit is used
in a severe application. Use calendar time, from the previous maintenance interval to determine the next required
maintenance interval.
Service Maintenance Interval Information:
The various service maintenance intervals are designated by interval numbers as follows:
1 An early inspection of the generator set to insure it is ready to operate when required and to identify any poten-
tial problem areas.
This inspection may be performed by the end user providing the following safety steps are taken to prevent
the engine from starting automatically without warning:
To prevent injury, perform the following steps in the order indicated before starting any maintenance:
• Disable the generator set from starting and/or connecting to the load by setting the control panel Auto/Off/
Manual switch to the “OFF” position.
• Remove the 15 amp control panel fuse.
• Turn off the battery charger.
• Remove the negative battery cable.
The battery charger must be turned off BEFORE removing the battery cable to prevent an over current condition
from burning out sensitive control panel components and circuits.
Following all maintenance, reverse these steps to insure the unit is returned to standby setup for normal
operation when required.
2 A wear-in service inspection of the generator set to insure it is ready to operate and carry the load when
required, and to identify any potential problem areas.
Performed ONLY ONCE following the first three months or the first 30 hours of operation after purchase of
the unit.
This inspection contains some maintenance tasks which require special tools, equipment, and/or knowledge
to accomplish and should be performed only by an Authorized Service Dealer.
3 An operational inspection of the generator set to insure it is ready to operate and carry the load when required,
and to identify any potential problem areas.
Performed semi-annually or following each 50 hours of operation of the unit.
This inspection contains some maintenance tasks which require special tools, equipment, and/or knowledge
to accomplish and should be performed only by an Authorized Service Dealer.
4 A mid-level inspection of the generator set to insure it is ready to operate and carry the load when required,
and to identify any potential problem areas.
Performed annually or following each 100 hours of operation of the unit.
This inspection contains some maintenance tasks which require special tools, equipment, and/or knowledge
to accomplish and should be performed only by an Authorized Service Dealer.
5 A comprehensive inspection of the generator set to insure it is properly serviced and ready to operate and carry
the load when required, and to identify any potential problem areas.
Performed annually or following each 250 hours of operation of the unit.
This inspection contains some maintenance tasks which require special tools, equipment, and/or knowledge
to accomplish and should be performed only by an Authorized Service Dealer.
11-1
Standby Generator Sets
Service Schedule
SrvSchd001 Rev. B 03/07

Maintenance Level 1 Level 2 Level 3 Level 4 Level5
Tasks Recom- Task Required Task Required Task Task Required Task
mended Comp. to be done Comp. to be done Comp. Required Comp. to be done Comp.
to be done (Date- 3 months/ (Date- Semi- (Date- to be done (Date- Bi- (Date-
monthly/ Initials) Break-in Initials) annually/ Initials) Annually/ Initials) annually/ Initials)
10 hrs. 30 hrs. 50 hrs. 100 hrs. 250 hrs.
1. Disable the unit
from operating
per the first page
warning.
2. Check the engine
oil level. Adjust
as necessary.
3. Check the engine
coolant level.
Adjust as
necessary.
4. Check the engine
coolant thermal
protection level.
Correct as
necessary.
5. Check the natural
gas delivery
system for leaks
and correct
pressure on gas
engine driven
units. Tighten
connections as
necessary.
6. Check the air
inlets and outlets
for debris. Clean
as necessary.
7. Check the battery
electrolyte level
and specific
gravity if
accessible. Adjust
as necessary.
8. Check the battery
posts, cables,
and charger for
loose
connections,
corrosion, and
proper operation.
Correct as
necessary.
9. Check the unit
wiring for loose
connections,
corrosion, and
damage. Correct
as necessary.
11-2
Standby Generator Sets
Service Schedule
SrvSchd001 Rev. B 03/07

Maintenance Level 1 Level 2 Level 3 Level 4 Level5
Tasks Recom- Task Required Task Required Task Task Required Task
mended Comp. to be done Comp. to be done Comp. Required Comp. to be done Comp.
to be done (Date- 3 months/ (Date- Semi- (Date- to be done (Date- Bi- (Date-
monthly/ Initials) Break-in Initials) annually/ Initials) Annually/ Initials) annually/ Initials)
10 hrs. 30 hrs. 50 hrs. 100 hrs. 250 hrs.
10. Check the engine
accessory drive
belts and fan
coupling device
if equipped for
correct tension,
wear, weather
cracking, and
damage. Replace
as necessary.
11. Check the engine
valve clearance/
lash. Adjust as
necessary.
12. Visually inspect
the unit looking
for leaks, wear or
damage, loose
connections or
components, and
corrosion. Correct
as necessary.
13. Test the engine
and transfer
switch safety
devices. Correct
and/or adjust as
necessary.
14. Initiate an
automatic start
and transfer of
the unit to site
load and exercise
it for at least 1
hour looking for
leaks, loose
connections or
components, and
abnormal
operating
conditions.
Correct as
necessary.
15. Replace the
engine
accessory
drive belts.
16. Check gearbox
oil level (if
equipped).
17. Change gearbox
oil (if equipped).
11-3
Standby Generator Sets
Service Schedule
SrvSchd001 Rev. B 03/07

Maintenance Level 1 Level 2 Level 3 Level 4 Level5
Tasks Recom- Task Required Task Required Task Task Required Task
mended Comp. to be done Comp. to be done Comp. Required Comp. to be done Comp.
to be done (Date- 3 months/ (Date- Semi- (Date- to be done (Date- Bi- (Date-
monthly/ Initials) Break-in Initials) annually/ Initials) Annually/ Initials) annually/ Initials)
10 hrs. 30 hrs. 50 hrs. 100 hrs. 250 hrs.
18. Start and
exercise the unit
at full rated load
(use a load bank
if the site load is
not enough) for
at least 2 hours
looking for leaks,
loose
connections or
components, and
abnormal
operating
conditions.
Correct as
necessary.
19. Perform an
engine oil
analysis (send a
sample to a lab
for results).
Change the
engine oil and
filters if the
analysis results
indicate this is
required.
20. Change the
engine oil.
21. Replace the
engine oil filter(s).
22. Replace engine
spark plugs.
Clean and re-gap
or replace as
necessary.
23. Replace the
engine air
filter(s).
24. Perform a 5
minute no-load
operational run
of the unit
looking for any
post service
problems.
25. Return the unit
to standby setup
for operation
when required.
11-4
Standby Generator Sets
Service Schedule
SrvSchd001 Rev. B 03/07

TROUBLESHOOTING GUIDE
PROBLEM CAUSE CORRECTION
Engine won’t crank. 1. 15 amp fuse blown. 1. Replace fuse.
2. Loose or corroded or defective 2. Tighten, clean or replace
battery cables. battery cables as necessary.
3. Defective starter contactor. 3. Replace contactor.*
4. Defective starter motor. 4. Replace starter motor.*
5. Dead or Defective Battery. 5. Remove, change or replace battery.
6. 5 amp fuse blown. 6. Replace fuse.*
Engine cranks but won't start 1. Out of fuel. 1. Replenish fuel.
2. Fuel solenoid (FS) is defective 2. Replace solenoid.*
3. Open Wire #14A from Engine Control 3. Reconnect wire.
circuit board.
4. Spark plugs defective. 4. Clean, regap or replace plugs.
5. Door on tank not closed. 5. Close door on tank.
Engine starts hard, runs rough. 1. Flame arrestor (air cleaner) plugged or 1. Clean or replace as needed.
damaged.
2. Plugged fuel line. 2. Unclog fuel line.
3. Defective spark plugs. 3. Clean, regap or replace plugs.
4. Fuel pressure incorrect. 4. Confirm fuel pressure to regulator is as
recommended in SPECIFICATIONS.
Engine starts then shuts down. 1. Engine oil level is low. 1. Check oil and add oil as needed.
2. Engine is overheated. 2. Check cooling system for leaks.
3. Defective Low Oil Pressure Switch 3. Replace switch.*
4. Defective Coolant Temperature Switch 4. Replace switch.*
5. Defective Control Module circuit board. 5. Replace board.*
6. Coolant Level is Low. 6. Repair leak - Add coolant.
7. Defective Low Coolant Level Switch 7. Replace Switch.*
AUTO/OFF/MANUAL Switch at OFF, 1. Defective AUTO/OFF/MANUAL switch 1. Replace switch.*
engine continues to run 2. Open/disconnected wire #15A between 2. Reconnect/close wire.
AUTO/OFF/MANUAL switch and Control
Module circuit board.
3. Defective Control Module circuit board 3. Replace board.*
No AC output from generator. 1. Check main line circuit breaker. 1. Reset to ON or CLOSED.
2. Check circuit breaker & fuses. 2. Reset and replace, if necessary.
3. Transfer switch set to NORMAL position 3. Set to GENERATOR position.
4. Generator internal failure. 4. *
5. Thermal circuit breaker open. 5. Auto-reset - Wait 5 min. and
attempt restart.
*Contact the nearest Authorized Dealer for assistance.
12-1
Standby Generator Sets
Troubleshooting
Trblsht001 Rev. 0 08/05

Standby Generator Sets
Notes

Standby Generator Sets
Notes


1
0F3137
1
PAN CB CONN BOX
2 0F3188 1 STAND RH CONTROL
3 0F3189 1 STAND LH CONTROL
4 023484N 1 BUSHING SNAP SB-2.5-31
5 0F6366B 1 XFMR DUAL 120V/16V (FOR 120/240V & 277/480V UNITS)
0F6366A 1 XFMR DUAL 104V/16V (FOR 120/208V UNITS)
6 043180 2 WASHER FLAT M4
7 022264 2 WASHER LOCK #8-M4
8 0C3990 2 SCREW PHTT M4-0.7 X 10 ZYC
(1) 9 057701 REF BLOCK TERM 20A 8 X 6 X 1100V
10 022155 4 WASHER LOCK #6
11 0C2428 4 SCREW PHTT #6-32 X 1/2 ZYC
12 0F3824 1 DECAL UTIL SENSE/CUST CONN
13 0A9457 1 DECAL NEUTRAL
14 057073 2 JUNCTION BLOCK 3/8-16
(2) 15 0D5466 REF BUS BAR NEUTRAL BLOCK 390
(2) 16 0A7822 REF LUG SLDLSS 600/250-1/0 X 1/4-28
17 022237 2 WASHER LOCK 3/8
18 022241 2 NUT HEX 3/8-16 STEEL
19 049226 4 WASHER LOCK M5
20 0C2266 4 SCREW PHTT M5-0.8 X 16 ZYC
21 0C2454 8 SCREW THF M6-1 X 16 N WA Z/JS
23 022473 8 WASHER FLAT 1/4-M6 ZINC
24 022097 4 WASHER LOCK M6-1/4
(1) 26 0D4698 REF BLOCK TERM 20A 6 X 3 X 1100V
27 0F4464 1 DECAL CUST CONN 120V UTILITY
28 025433 1 LUG SLDLSS #6-14 X 13/64 CU
29 024469 1 SCREW HHTT #10-32 X 3/8 CZ
30 067210A 1 DECAL GROUND LUG
31 0D6029 4 SCREW HHTT M6-1.0 X 16 ZYC
32 081008 1 GROMMET 1.25 X .25 X .75
33 077043J 1 CONDUIT FLEX 2.0" ID (36” LG)
34 051713 2 WASHER FLAT M5
35 0F6156 1 PLATE WIRE SNGL GALV
36 029289 1 TAPE ELEC 1/2 FOAM (AS REQ’D)
37 047411 4 SCREW HHC M6-1.0 X 16 G8.8
(3) 39 0G0770 1 HARNESS, TRANSFORMER ADAPTER
(4) 40 0G5952 1 ASSY PCB IGN MOD 4.2L
(4) 41 036943 2 SCREW PPHM #10/32 X 2
(4) 42 023897 4 WASHER FLAT #10 ZINC
(4) 43 022152 2 WASHER LOCK #10
(4) 44 022158 2 NUT HEX #10-32 STEEL
1) UL CIRCUIT BREAKER (ED)
A 0F3328 1 COVER ED CB SHORT STND
C 0D5552 1 CB 0050A 3P 480V S ED4 LL
0D5554 - CB 0070A 3P 480V S ED4 LL
0D5556 - CB 0090A 3P 480V S ED4 LL
0D9693 - CB 0125A 3P 480V S ED4 LL
D 0F0492 1 INSULATOR CB S (ED-3P)
E 048927 4 SCREW RHM #10-32 X 4-1/2
F 023897 4 WASHER FLAT #10 ZINC
G 022152 4 WASHER LOCK #10
H 022158 4 NUT HEX #10-32 STEEL
J 0C2454 7 SCREW THF M6-1 X 16 N WA Z/JS
K 029289 1 TAPE ELEC 1/2 FOAM (AS REQ’D)
L 0F1733 1 DECAL CUSTOMER CONNECT INSIDE
2) UL CIRCUIT BREAKER (FD)
A 0F3138 1 COVER CB CONN BOX
C 0D5572 1 CB 0150A 3P 600V S FD6 LL
0D5573 - CB 0175A 3P 600V S FD6 LL
0D5574 - CB 0200A 3P 600V S FD6 LL
0D5575 - CB 0225A 3P 600V S FD6 LL
0D5576 - CB 0250A 3P 600V S FD6 LL
D 0F0199 1 INSULATOR CB FD FRAME 30MIL
E 081320 4 SCREW SHC 1/4-20 X 4.5 G8.8 NZ
F 022473 4 WASHER FLAT 1/4-M6 ZINC
G 022097 4 WASHER LOCK M6-1/4
H 022127 4 NUT HEX 1/4-20 STEEL
J 0C2454 7 SCREW THF M6-1 X 16 N WA Z/JS
K 029289 1 TAPE ELEC 1/2 FOAM (AS REQ’D)
L
0F1733
1
DECAL CUSTOMER CONNECT INSIDE
3)
UL CIRCUIT BREAKER (JD+LD)
A 0F3329 1 COVER JD/LD CB SHRT STAND
C 0D5577 1 CB 0300A 3P 600V S JD6 LL
D 0F2353 2 INSULATOR CIRCUIT BR. JD/LD
E 022770 4 SCREW RHM 1/4-20 X 3
F 022473 4 WASHER FLAT 1/4-M6 ZINC
G 022097 4 WASHER LOCK M6-1/4
H 022127 4 NUT HEX 1/4-20 STEEL
J 0C2454 7 SCREW THF M6-1 X 16 N WA Z/JS
K 029289 1 TAPE ELEC 1/2 FOAM (AS REQ’D)
L 0F1733 1 DECAL CUSTOMER CONNECT INSIDE
4) UL CIRCUIT BREAKER (QN)
A 0F8135 1 COVER QN FRM CB
C 0E7283 - CB 0150A 2P 240V S QN2 LL
0E7284 - CB 0175A 2P S QN2 LL 240V
D 0E3664 1 BASE, QN CIRCUIT BREAKER
E 074908 2 SCREW HHTT M5-0.8 X 10 BP
F 0F8140 1 COVER QN CB DISH
G 036261 4 RIVET POP .125 X .275 SS
H 0C2454 7 SCREW THF M6-1X16 N WA Z/JS
J 029289 1 TAPE ELEC 1/2 FOAM (AS REQ’D)
K 0F1733 1 DECAL CUSTOMER CONNECT INSIDE
(1) ITEM INCLUDED WITH HARNESS
(2) ITEM INCLUDED WITH 0D5464B
(3) ITEM USED WITH EARLY MODEL 208V UNITS ONLY
(4) ITEMS USED ON 4.2L MODELS ONLY.


5)
UL CIRCUIT BREAKER (QJ
-
2P)
A 0F8137 1 COVER QJ 2P FRM CB
C 0E7994 - CB 0225A 240V 2P S QJ22
D 0F8136 1 COVER QJ 2P CB DISH
E 036261 4 RIVET POP .125 X .275 SS
F 022473 2 WASHER FLAT 1/4-M6 ZINC
G 022097 2 WASHER LOCK M6-1/4
H 022127 2 NUT HEX 1/4-20 STEEL
J 0F8139 1 INSUL CB 2P QJ
K 0C2454 7 SCREW THF M6-1 X 16 N WA Z/JS
L 022237 2 WASHER LOCK 3/8
M 048527 2 SCREW SHC 3/8-16 X 3/4 G8.8 NZ
N 029289 1 TAPE ELEC 1/2 FOAM (AS REQ’D)
P 022770 2 SCREW RHM 1/4-20 X 3
Q 0F1733 1 DECAL CUSTOMER CONNECT INSIDE
6) UL CIRCUIT BREAKER (225AF) (2P & 3P)
A 0F4185 1 COVER CB C2-C4 (225AF)
B 058306 3 SCREW SHC M8-1.25 X 25 G12.9
C 0F4165$ REF CIRCUIT BREAKERS 200A FRAME (3P)
0F4143 REF CB 0040A 3P 480V 225AF (3P)
0F4149 REF CB 0150A 3P 480V G 225AF
0F4151 REF CB 0200A 3P 480V G 225AF
0G5247$ REF CB 200A FRAME G 240V (2P)
0G5250 REF CB 175A 2 POLE 240V 225AF (2P)
0G4478 REF CB 200A 2 POLE 240V 225AF (2P)
D 0F4186 1 COVER CB DISH 225AF (3P)
0F4186AGS0R COVER CB DISH 225AF (2P)
E 036261 4 RIVET POP .125 X .275 SS
(2) F 053640 2/4 SCREW RHM #8-32 X 3-1/4
(2) G 038150 2/4 WASHER FLAT #8 ZINC
(2) H 022264 2/4 WASHER LOCK #8-M4
(2) J 022471 2/4 NUT HEX #8-32 STEEL
K 029289 2 TAPE ELEC 1/2 FOAM
L 0F1733 1 DECAL CUSTOMER CONNECT INSIDE
(2) M 022129 6/9 WASHER LOCK M8-5/16
N 0F8432 1 INSULATOR CB 225AF (3P)
0F8432A 1 INSULATOR CB 225AF (2P)
P 0C2454 7 SCREW THF M6-1 X 16 N WA Z/JS
(2) R 0F8451 2/3 LUG SLDLSS 300 MCM-6 AL/CU
(2) S 049897 4/6 SCREW SHC M8-1.25 X 20 G8
(2) T 022145 4/6 WASHER FLAT 5/16-M8 ZINC
(2) U 045771 2/3 NUT HEX M8-1.25 G8 CLEAR ZINC
(2) V 0F8843 2/3 BUS BAR 200A LUG ADAPTOR
(1) W W/CB 2 TERMINAL COVER CB
X 0G3259 1 DECAL TERMINAL SHOCK HZD BI
7) UL CIRCUIT BREAKER (400AF)
A 0F4187 1 COVER CB C2-C4 400AF
C 0F4166$ REF CIRCUIT BREAKERS 400A FRAME
D 0F1733 1 DECAL CUSTOMER CONNECT INSIDE
E 042419 4 SCREW RHM 10-32 X 4
F 023897 4 WASHER FLAT #10 ZINC
G 022152 4 WASHER LOCK #10
H 022158 4 NUT HEX #10-32 STEEL
J 0C2454 7 SCREW THF M6-1 X 16 N WA Z/JS
K 029289 1 TAPE ELEC 1/2 FOAM
(2) L 052647 2/3 SCREW SHC M10-1.5 X 25 G12.9
(2) M 046526 2/3 WASHER LOCK M10
N W/CB 3 BUS BAR CB ADAPTER 225-400 A
P 0A7822 3 LUG SLDLSS 600/250-1/0 X 1/4-28
(1) S W/CB 2 TERM COVER CB
T 023334 6 SCREW HHC 1/4-28 X 1/2 G5
U 022097 6 WASHER LOCK M6-1/4
V 022473 6 WASHER FLAT 1/4-M6 ZINC
(2) W W/CB 2/3 SCREW SHC M10-1.5 X 25 G12.9
(2) X W/CB 2/3 WASHER LOCK M10
Y 0G3259 1 DECAL TERMINAL SHOCK HZD BI
8)
NEUTRAL BLOCK 390 /
200
-
400A
A 0D5466 2 BUS BAR NEUTRAL BLOCK 390
B 039287 1 SCREW HHC M8-1.25 X 45 G8.8 FT
C 022145 1 WASHER FLAT 5/16-M8 ZINC
D 022129 1 WASHER LOCK M8-5/16
E 045771 1 NUT HEX M8-1.25 G8 YEL CHR
F 045335 2 SCREW HHC 1/4-28 X 3/4 G5
G 083896 2 WASHER LOCK 1/4-M6 SS
H 0A7822 1 LUG SLDLSS 600/250-1/0 X 1/4-28
9) UL CIRCUIT BREAKER (BQ)
A 0G1968 1 COVER BQ CIR BREAKER CPL 3P
0G1970 - COVER BQ CIR BREAKER CPL 2P
C 0A2077 1 CB 0125A 2P 240V S BQ2 LL
040532 - CB 0100A 3P 240V S BQ3 LL
D 0C3990 2 SCREW PHTT M4-0.7 X 10 ZYC
E 0E7890 1 BRKT CB MTG BACK
0E6002 - MTG TRACK BQ SIEMENS CB 3P
F 022859 6 SCREW RHM #10-32 X 3/4
G 0G0008 1 BRKT BQ CB STANDOFF
H 023897 6 WASHER FLAT #10 ZINC
J 022152 6 WASHER LOCK #10
K 022158 6 NUT HEX #10-32 STEEL
L 0F1733 1 DECAL CUSTOMER CONNECT INSIDE
M 029289 1 TAPE ELEC 1/2 FOAM
N 0C2454 7 SCREW THF M6-1 X 16 N WA Z/JS
(1) HARDWARE FOR MTG. CB TERMINAL COVERS IS
SUPPLIED WITH CIRCUIT BREAKERS.
(2) QTY. REQ’D FOR “2POLE / 3POLE” BREAKER


1 0G0056 1 ROTOR-2390-35KD1 CPL
0G1155 1 ROTOR-2390-35KD1 CPL (G2)
0F9677 1 ROTOR-2390-45KD1 CPL
0G0959 1 ROTOR-2390-45KD1 CPL (G2)
0G2101 1 ROTOR 25KW 1PH DIRECT 390 1800
0G1931 1 ROTOR 25KW 3PH DIRECT 390 1800
2 0G0057 1 STATOR-2390-35AD1 CPL
0F9664 1 STATOR-390 45K 2P 1PH DIRECT
0G0058 1 STATOR-2390-35KD1 CPL
0G0184 1 STATOR-2309-45-KD1 CPL
0G0059 1 STATOR-2390-35GD1 CPL
0G0183 1 STATOR-2309-45KW 2P 3PH 208V
0G6104 1 STR-2390--45JD1 CPL
0G2098 1 ASSY STR 390 25AD1 CPL
0G2100 1 ASSY STR 390 25JD3 CPL
0G1932 1 ASSY STR 390 25GD3 CPL
0G2099 1 ASSY STR 390 25KD3 CPL
3 0C9708 REF INSTR HYPOT TEST (NOT SHOWN)
4 SEE ENGINE EV REF ENGINE ADAPTER
5 SEE ENGINE EV REF FLEXPLATE
6 0F5767B 1 ASSY FLYWHEEL CPL W/40MM FAN B
7 0E5706 1 REAR BEARING CARRIER 390/DRCT
8 0F7874 1 ASSY BRUSH HOLDER 390/HSB
9 0G0587 1 GUARD REAR BEARING CARRIER
10 038150 4 WASHER FLAT #8 ZINC
11 023454 1 KEY WOODRUFF #E
12 077043E 1 CONDUIT FLEX 1.0" ID (35” LG)
13 04576100BU 4 STUD M14-2.0 570 G5 ZINC
14 052646 4 WASHER FLAT M14
15 043123 4 WASHER LOCK M14
16 051779 4 NUT HEX M14-2.0 G8 YEL CHR
17 0A2601 1 SCREW HHC M16-2.0 X 45 G8.8
18 0A2602 1 WASHER FLAT .688 ID X 3.25 OD
19 0F8408 4 SCREW HHC M10-1.50 X 16 G10.9
20 046526 4 WASHER LOCK M10
21 0C3993 4 SCREW HHTT M4-0.7 X 25 BP
22 022264 4 WASHER LOCK #8-M4
23 * 047248 1 BALL BEARING-45 MM
24 * 070892 1 SLIP RING MACHINED
25 0G0588 1 GUARD REAR BEARING CARRIER
26 077043A 1 CONDUIT FLEX .38" ID (60”)
* ROTOR REPLACEMENT PARTS


COMPONENTS INCLUDED IN 0G2283D
1 0F1823A 1 ENCL HSB CONTROL PANEL
2 0F3078 1 COVER CONTROL PANEL
3 0F2606 1 HINGE CONTINUOUS H-PANEL
4 036261 6 RIVET POP .125 X .275 SS
5 0E7358 4 SCREW PPPH HI-LO #4-24 X 3/8
6 052777 3 WASHER FLAT M3
7 0G1303C 1 ASSY PCB R-200 1800 RPM 2.4L
8 0F1262 4 HOLDER FUSE WICKMANN 178.6150
9 0F1263 1 ADPTR RH SIDE WICKMAN 178.6191
10 0F1264 1 ADPTR LH SIDE WICKMAN 178.6192
11 0F1725C 1 ASSY PCB 2AMP 12V UL BATT CHGR
12 067680 1 ASSY VOLTAGE REGULATOR 60HZ
13 0E6875A 2 RELAY 12VDC C FORM W/DIODE
14 055911 1 BLOCK TERM 20A 12 X 6 X 1100V
15 0F5459 1 DECAL CPL CONTROL PANEL FUSES
16 0E3161 1 ASSY PCB BOSCH GOV DRIVER
18 0F5462 1 DECAL CPL 3.9L TB1
19 0A5062J 4 SPACER 9.5H 3.2 ID
20 029673 1 DIO BRIDGE 25A 600V
21 048467 1 CIRCT BRK 7 X 1 ETA 46-500-P
22 0F1958 1 PLATE HARNESS CLAMP
23 082573 1 SWITCH RKR DPST 125V SPD
24 0E4494 1 SWITCH RKR DPDT ON-OFF-ON
25 0F3215 1 DECAL, CONTROL HSB
26 0F6305 2 SEAL COVER 3.18 X 12.7 X 382
27 0F6305A 1 SEAL COVER 3.18 X 12.7 X 283
28 0F5886 3 SCREW HHPM M5-0.8 X 12
29 051713 12 WASHER FLAT M5
30 049226 12 WASHER LOCK M5
31 0F5752F 1 RES WW 15R 5% 25W QK CONN
32 0F5884 2 SCREW PHTT M3.5-0.6 X 10
33 0F5896 2 SCREW PHTT M3.5-0.6 X 16
34 0C2265 4 SCREW PHTT M4-0.7 X 12 ZYC
35 0C3990 2 SCREW PHTT M4-0.7 X 10 ZYC
36 091526 4 SCREW PPHM M5-0.8 X 12 ZNC
37 051716 9 NUT HEX M5-0.8 G8 CLEAR ZINC
38 079224 2 SCREW PPHM M5-0.8 X 30 SS
43 043182 7 WASHER LOCK M3
44 051714 7 NUT HEX M3-0.5 G8 YEL CHR
45 0F3192 1 SUPPORT ANGLE PCB
46 0E7403C 1 FUSE ATO TYPE 15 AMP (BLUE)
47 0G2281 1 HARN R-200 CTRL PNL 1800 RPM (NOT SHOWN)
COMPONENTS INSTALLED PER THIS DRAWING
A 056739 1 RELAY SOLENOID 12VDC PNL MNT
B 022287 2 SCREW HHC 1/4-20 X 3/4 G5
C 022473 4 WASHER FLAT 1/4-M6 ZINC
D 022097 2 WASHER LOCK M6-1/4
E 022127 2 NUT HEX 1/4-20 STEEL
F 0F6145 A/R SEAL WEATHER .45"DIA
G 0F2627A 1 COVER CONTROL PANEL SIDE
H 091526 4 SCREW PPHM M5-0.8 X 12 ZNC
J 049226 4 WASHER LOCK M5
K 051713 4 WASHER FLAT M5


1 0F9517 1 WELDMENT FRAME 2.4L C2
2 052860 4 NUT FLANGED HEX M12-1.75
3 052251 5 DAMPENER VIBRATION 40 BLUE
4 052257 5 SPACER .49 X .62 X 1.87 PWDR/ZNC
5 052252 5 DAMPENER VIBRATION
6 052259 5 WASHER FLAT M12
7 052891 5 SCREW HHC M12-1.75 X 80 G8.8
8 0536210410 1 ASSY WIRE 14.00"
9 042909 1 SCREW HHC M8-1.25 X 30 G8.8
10 047411 1 SCREW HHC M6-1.0 X 16 G8.8
11 055414 1 LUG SLDLSS #2-#8 X 17/64 CU
12 022447 1 WASHER SHAKEPROOF INT 1/4
13 022097 1 WASHER LOCK M6-1/4
14 022473 2 WASHER FLAT M6-1/4 ZINC
15 049813 1 NUT HEX M6 -1.0 G8 YEL CHR
16 022261 1 WASHER SHAKEPROOF INT 3/8
17 0F9597A 1 SUPPORT LH ENGINE 2.4L
18 045764 1 SCREW HHTT M4-0.7 X 8 BP
19 062963 4 SCREW HHC M10-1.25 X 30 G8.8
20 022302 4 WASHER LOCK 7/16
21 022131 4 WASHER FLAT 3/8-M10 ZINC
22 065852 1 SPRING CLIP HOLDER .37-.62
23 0F9597 1 SUPPORT RH ENGINE 2.4L
24 022129 1 WASHER LOCK M8-5/16
25 026204 1 WASHER SHAKEPROOF INT 5/16
26 022145 1 WASHER FLAT 5/16-M8 ZINC
27 045771 1 NUT HEX M8-1.25 G8 CLEAR ZINC
29 0F9596 1 SPACER ENGINE MOUNT (2.4L G1)
0F9596A 1 SPACER LH ENGINE MOUNT (2.4L G2)


1 0F3408B 1 BATTERY TRAY C1 CPL
2 0F3411 1 STRAP BATTERY RETAINMENT
3 025507 REF WASHER SHAKEPROOF EXT 7/16 STL
4 052212 REF SCREW HHC M10-1.25 X 25 G8.8
5 046526 REF WASHER LOCK M10
6 022131 REF WASHER FLAT 3/8-M10 ZINC
7 050331A REF BATTERY POST COVER RED +
8 050331 REF BATTERY POST COVER BLACK -
9 038805Y 1 CABLE BATTERY BLACK #1 X 18.00
10 03880400AE 1 CABLE BATT RED #1 X 18.00
11 045771 REF NUT HEX M8-1.25 G8 YEL CHR
12 022129 REF WASHER LOCK M8-5/16
14 0F3976 1 BOOT CONTACTOR CABLES
15 0C2454 4 SCREW THF M6-1 X 16 N WA Z/JS
16 022145 REF WASHER FLAT 5/16-M8 ZINC
17 077483 REF BATTERY 12VDC 75-AH 26


1 0E6586 1 GASKET BOSCH 32 & 40
2 0E0519A 1 ADAPTER CARBURETOR W/PVC CONN
3 0C8127 1 ELEMENT AIR CLEANER
4 052619 4 SCREW HHC M5-0.8 X 20 G8.8
5 022127 1 NUT HEX 1/4-20 STEEL
6 062974 1 STUD TH 1/4-20 X 4-1/2 G2 ZNC
7 0G0190 1 PLATE, AIR CLEANER TOP 2.4L
8 037561 1 NUT WING 1/4-20 NYLK
9 022097 1 WASHER LOCK M6-1/4


1 0G0408 1 ENGINE 2.4L MITSUBISHI 4G64
2 046526 3 WASHER LOCK M10
3 039414 4 SCREW HHC M8-1.25 X 35 G8.8
4 0G0149 1 SCREW SHC M14-1.5 X 35 G10.9
5 0E9868A 1 ALTERNATOR DC W/OUT PULLEY
(2) 6 0F3217 1 SPACER DC ALTERNATOR PULLEY
7 042574 1 ADAPTOR 1/8 NPTF TO 1/8 BSPT
8 0A8584 1 SWITCH OIL PRESSURE 10 PSI 2 POL (R-PANEL)
0F4612 1 SENDER OIL PRESSURE 1/8" NPT (H-PANEL)
9 057772 1 WASHER NYLON .565
10 057765 1 ADAPTER M14-1.50 X 3/8 NPT
11 043790 1 BARBED EL 90 3/8 NPT X 3/8
12 0C7649 1 CLAMP HOSE .38-.87
13 069860E 1 HOSE DRAIN ASSY 28"
14 063076 7 WASHER FLAT .531 ID X 1.062 OD
15 0G1394 7 SCREW HHC M12-1.25 X 20 G10.9
16 052830 2 SCREW HHC M10-1.25 X 45 G8.8
17 025507 5 WASHER SHAKEPROOF EXT 7/16 STL
18 062963 3 SCREW HHC M10-1.25 X 30 G8.8
19 049821 3 SCREW SHC M8-1.25 X 30 G12.9
20 022129 26 WASHER LOCK M8-5/16
21 0D6029 3 SCREW THF M6-1 X 16 N WA Z/JS
22 0A6751 1 SWITCH HI-TEMP 245D X 3/8 NPT (R-PANEL)
0E0502 1 TEMPERATURE SENDER DELPHI (H-PANEL)
23 022145 7 WASHER FLAT 5/16-M8 ZINC
25 045771 3 NUT HEX M8-1.25 G8 CLEAR ZINC
26 022131 1 WASHER FLAT 3/8-M10 ZINC
27 049813 3 NUT HEX M6 X 1.0 G8 YEL CHR
28 046525 2 NUT HEX M10-1.25 G8 YEL CHR
29 058306 15 SCREW SHC M8-1.25 X 25 G12.9
30 022097 7 WASHER LOCK M6-1/4
31 022473 10 WASHER FLAT 1/4-M6 ZINC
32 043116 4 SCREW HHC M6-1.0 X 12 G8.8
33 026073A 2 PLUG STD PIPE 1/4 STEEL SQ HD
34 052243 1 SCREW HHC M10-1.5 X 60 G8.8
35 0A8258 1 SCREW HHC M8-1.25 X 25 G10.9
(1) 36 0G0664 1(REF) OIL FILTER G2 ENGINE
37 0G1502 1 COIL PACK
38 047290 1 HOSE 3/8 ID SINGLE BRAID (15” LG)
39 049340 1 BARBED EL 90 1/4 NPT X 3/8
(3) 40 045757 1 SCREW HHC M6-1.0 X 25 G8.8
(1) 44 0G0951 1(REF) GASKET EXHAUST MANIFOLD
45 0G3910 1 EXHAUST MANIFOLD G2 (MACHINE) (35KW & 45KW)
0G0608 1 MANIFOLD EXHAUST (MACHINED) (25KW ONLY)
46 0F9965E 1 FLEX PLATE 2 POLE 2.4L G2
47 0D2244M 2 ASSY MAGPICKUP(3/8-24 MALE)
48 0F9420 1 ADAPTER ENGINE 2.4L MACHINE
49 0E9747 1 STARTER, 12 VOLT
50 0G1472A 1 CAM SENSOR PIN ASSY
51 0G1476 1(REF) COVER CAM GEAR G2 REWORKED
52 0G0707 1 MANIFOLD INTAKE
(1) 53 0G0950 1(REF) GASKET INTAKE MANIFOLD
54 0F9583 1 SPACER 2.4L G2 FLEX PLATE
55 0G0792 1 SHIELD HEAT G2
56 0G0792A 1 SHIELD HEAT SML
57 0G1501 1 BRACKET COIL PACK
59 0F9501 1 ADAPTER 2.4L CRANKSHAFT MACH
(1) 60 0G0952 1(REF) POLY V-BELT G2 (3600 RPM)
0D3488S 1 BELT SERPENTINE 37.0" (1800 RPM)
61 0G0788 1 PULLEY DC ALTERNATOR (3600 RPM)
0G2750 1 PULLEY 69 OD DC ALTERNATOR (1800 RPM)
62 049721 3 SCREW HHC M6-1.0 X 35 G8.8 BLK
63 026925 1 PLUG STD PIPE 3/8 STEEL SQ HD
(3) 64 0F2776 1 BRACKET, SIGNAL CONDITIONER
65 052203 2 SCREW HHC M8-1.25 X 70 G8.8
(3) 66 0F2776D 1 BRACKET SIGNAL CONDITONER
(1) SUPPLIED WITH ENGINE.
(2) NOT USED ON 1800 RPM UNITS.
(3) USED WITH H
-
PANEL ONLY


1
0F9529
1
WELDMENT RADIATOR SUPPORT 2.4L
2 0F2608 1 RADIATOR 598 X 568 X 49 CPL RH
3 0F5263 1 V-BELT 31/64" X 57-3/8"
4 046526 5 WASHER LOCK M10
5 059981 4 SCREW HHC M10-1.5 X 30 G10.9
6 0F2776A 1 BRACKET, SIGNAL CONDITIONER (USED ONLY
WITH QTA PRODUCT)
7 0F5050A 1 SHIELD RADIATOR C4
9 0F2573 1 PULLEY FAN V-GROOVE 9"
10 0F4011 1 FAN COOL 22" DIA 10 BLADE LH
11 0F2572 1 ARM TENSIONER
12 0G2990 1 SHOULDER BOLT 3/8 X 1/2"
13
0F2862
1
SPRING
TENSION CPL
14 0F2560 1 PULLEY V-BELT 4" FLANGED
15 022131 4 WASHER FLAT 3/8-M10 ZINC
16 0E2507 1 PROBE COOLANT LEVEL 3/8 NPTF
17 035685 4 CLAMP HOSE #28 1.32-2.25
18 0F2561 1 HUB FLEX PLATE
19 0C8145 8 WASHER FLEX (THIN)
20 052250 2 TAPE FOAM 1 X 1 (26.75” LG)
21 0C7043 12 DISK FLEX
23 022473 8 WASHER FLAT 1/4-M6 ZINC
24 0C8146 4 SCREW HHC 5/16-24 X 1.124
25 022097 16 WASHER LOCK M6-1/4
26 076749 1 TANK COOLANT RECOVERY
27 048031C 1 CLAMP HOSE BAND 1/4
28 031971 1 BEARING #6205 2NSE C3 E SRI2 S
29 0F4496 1 PULLEY 4.5" DIA MACHINED
30 042911 1 SCREW HHC M10-1.5 X 30 G8.8
31 0F2872 1 SCREW HHC 1/2-13 X 2" G8
32 022304 2 WASHER FLAT 1/2 ZINC
33 022195 1 WASHER LOCK 1/2
34 022196 1 NUT HEX 1/2-13 STEEL
35 0F8651 9 SCREW HHFC M8-1.25 X 20 W/M6
36 070015 1 NUT HEX LOCK 5/16-18 NY INS SS
37 0F9867 1 SHAFT FAN DRIVE
38 0F2461 1 RETAINER BEARING
39 022145 1 WASHER FLAT 5/16-M8 ZINC
40 022129 10 WASHER LOCK M8-5/16
41 039414 1 SCREW HHC M8-1.25 X 35 G8.8
42 082774 1 KEY WOODRUFF 4 X 19D
43 0G0795 1 HOSE LOWER RADIATOR G2
44 0G0816 1 HOSE UPPER RADIATOR G2
45 049813 8 NUT HEX M6 X 1.0 G8 YEL CHR
46 052644 1 SPACER .5 X 1.5 X .25 STL/ZINC
47 0C8566 16 SCREW HHFC M6-1.0 X 20 G8.8
48 0C2454 2 SCREW THF M6-1 X 16 N WA Z/JS
49 090283 1 CAP RADIATOR 13 PSI
50 080713 1 BRACKET COOLANT TANK
51 0G4376 1 WASHER BELLEVILLE .75X.38X.028
BEARING PRESS NOTE:
APPLY LOCTITE 620 BEARING RETAINMENT
COMPOUND TO BEARING SURFACE ON ITEM 37
PRIOR TO PRESSING ITEM 28 ONTO ITEM 37.
ALSO APPLY LOCTITE 620 BEARING RETAINMENT
COMPOUND TO THE OUTSIDE OF 28 PRIOR TO
INSTALLING ITEM 28 INTO ITEM 38.


1 026915 2 NIPPLE CLOSE 3/4 X 1.375
2 075580 1 FLANGE FUEL INLET
3 0F6390C 1 REGULATOR ASSY 2.4L (25KW)
0F6390B 1 REGULATOR ASSY 2.4L (35KW & 45KW)
4 039253 2 SCREW HHC M8-1.25 X 20 G8.8
5 022145 2 WASHER FLAT 5/16-M8 ZINC
6 022129 2 WASHER LOCK M8-5/16
7 045771 2 NUT HEX M8-1.25 G8 CLEAR ZINC
9 0E8286 1 STREET EL 45D 1/2 NPT BRASS
10 026812 2 ELBOW 90D 3/4 NPT
11 0F8379 1 NIPPLE PIPE 3/4 NPT X 7
13 057823 2 CLAMP HOSE #10 .56 - 1.06
14 059057 1 HOSE 3/4 ID SAE-30R2 (18” LG)
15 047527 1 BARBED STR 1/2 NPT X 3/4
16 0D1509 1 DECAL INLET PRESSURE
17 050279 1 DECAL FUEL INLET NG (NATURAL GAS APPLICATION)
050280 1 DECAL FUEL INLET LPG (LP VAPOR APPLICATION)
18 0F2119 1 O-RING 45.63 ID X 2.62 WIDTH
19 0E6586 1 GASKET BOSCH 32
20 0E4394 1 ACTUATOR BOSCH 40 GOVERNOR (45KW)
0E4395 1 ACTUATOR BOSCH 32 GOVERNOR (25 & 35KW)
21 040105 1 HOSE COOL 2 IN ID 20R4 (45KW)
057753B 1 HOSE 1.5 ID X 2 LG 20R4 (35KW)
22 0G4573C 1 MIXER ACTUATOR 32MM MACHINED (25KW)
0G4573B 1 MIXER ACTUATOR 40MM MACHINED (35 & 45KW)
23 0F7790E 1 VENTURI THROTTLE 26MM (35 & 45KW)
0F7790H 1 VENTURI THROTTLE 19MM (25KW)
24 0E7121 1 O-RING 47.625 ID X 2.38 WIDTH
26 022097 4 WASHER LOCK M6-1/4
27 046580 4 SCREW SHC M6-1.0 X 45 G12.9
28 035685 2 CLAMP HOSE #28 1.32-2.25
29 0F6155 1 HARNESS CPL FUEL JUMPER
30 047290 1 HOSE 3/8 ID SINGLE BRAID (18” LG)
32 057823 2 CLAMP HOSE #10 .56-1.06
RECONFIGURING THE FUEL SYSTEM
Note: All models are configured to run on natural gas from the factory.
To reconfigure the fuel system from NG to LP, follow these steps:
1. Turn the main gas supply off.
2. Remove the carburetor fuel hose from the outlet port of the demand regulator (See Detail “A”).
3. Disconnect the power wires from the fuel solenoid located on top of the regulator assembly.
4. Loosen the spring clamp on the small fuel enrichment line and remove the hose from the hose barb.
5. Remove the black pipe assembly from the outlet port of the demand regulator.
6. Remove the NG fuel jet (loosen counter clockwise) from the outlet port.
7. Remove the LP fuel jet (loosen counter clockwise) from the jet keeper port on the side of the regulator housing.
Install this jet into the outlet port in the regulator casting.
Note: The jet sizes are stamped on the individual jets. The larger jet size is used for running on NG.
8. Install the previously removed NG jet into the jet keeper port on the side of the regulator housing.
9. Install the previously removed black iron pipe onto the outlet port of the demand regulator.
10. Reverse steps 1-4 in this procedure to reactivate the demand regulator.
11. For LP vapor application substitute LPG fuel inlet decal p/n 050280 for NG fuel inlet decal p/n 050279 (Item 17).
12. When switching fuel types, the proper dip switch settings must be made to the control panel. See owners
manual, fuel section, for more details.


1 0G0045 (XX) 1 REAR WRAP C2 CPL
2 0C2454 54 SCREW THF M6-1 X 16 N WA Z/JS
3 0F5849 (XX) 2 DOOR C2
4 087233 2 RIVET POP .1875 X .450 SS
5 0E3257 4 SCREW TH-FRM M6 W/CAP SHKPRF W
6 0F5852 (XX) 2 DISCHARGE DUCT LH & RH SIDE C2
7 0F9833 (XX) 2 FRONT CORNERS C2
8 0F5851 (XX) 1 DISCHARGE CENTER DUCT C2
9 049813 2 NUT HEX M6 X 1.0 G8 YEL CHR
10 * 077992 21 NUT HEX LOCK M6-1.0 SS NY INS
11 0F9835 (XX) 1 ROOF C2
12 0F2786 2 SLITTER C4
13 0F2785 1 SPLITTER LOWER C4
14 0F3364 1 SPLITTER STINGER C2
15 0F4880 2 SUPPORT SPLITTER LH C2
16 0F5049 2 TAB PULL
17 0C2634A 1 ASSEMBLY COVER ACCESS
18 022473 3 WASHER FLAT 1/4-M6 ZINC
19 022097 1 WASHER LOCK M6-1/4
20 022127 1 NUT HEX 1/4-20 STEEL
21 0F3072 10 INSULATION RETAINMENT HANGER
22 078115 38 WASHER SELF LOCKING DOME #4-40
23 0F4051 2 INSULATION DOOR C2
24 0F4051A 1 INSULATION ROOF TOP
25 0F5048D 2 VISE-ACTION LATCH SLOTTED CIR
26 0E5968 1 GASKET EXTRUDED TRIM (328” LG)
27 0F3760K 2 INSULATION SPLITTER
28 0F3760E 2 INSULATION SPLITTER
29 0F4051C 2 INSULATION DUCT
30 0F3890B 10 RETAINER INSULATION (820)
31 0F4051B 2 INSULATION DUCT SIDES
32 0F3890 4 RETAINER INSULATION (450)
33 0F3890A 3 RETAINER INSULATION (740)
34 0F3760L 1 INSULATION LOWER SPLITTER
35 042568 2 SCREW HHC M6-1.0 X 20 G8.8
36 0912970094 2 ASSY WIRE 14 AWG 34.8" GRN/YEL
37 022447 2 WASHER SHAKEPROOF INT 1/4
38 0F4051E 1 INSULATION REAR WRAP
39 0F8869D 1 KEY VISE-ACTION LATCH SLOT CIR
40 078115A 6 WASHER SELF LOCKING DOME #8-32
OPTIONAL COMPARTMENT MATERIALS:
ALL P/N’S WITH AN (XX) SUFFIX INDICATE A MULTIPLE MATERIAL AND COLOR OPTION.
USE THE FOLLOWING LEGEND TO IDENTIFY THE CORRECT PART NUMBER:
PART NO. MATERIAL COLOR
0XXXXXSN STEEL TAN
0XXXXXAN ALUMINUM TAN
0XXXXXSG STEEL GRAY
0XXXXXAG ALUMINUM GRAY
* ALUMINUM ENCLOSURE NOTE: ALL ENCLOSURE PANELS THAT FASTEN TO
THE BASE FRAME MUST BE SECURED USING ITEM 2 & 5 THREAD FORMING
FASTENER AND ITEM 39 LOCK NUT. LOCK NUT IS TO BE INSTALLED AFTER THREAD
FORMING FASTENER HAS PENETRATED THROUGH EXTRUSIONS IN
ENCLOSURE PANELS. ALL ROOF PANELS ARE TO BE SECURED IN THE SAME
MANNER.


1 0F9794 2 MUFFLER 7" X 9" X 18-1/2" 2" IN/OUT
2 0G0113 1 EXHAUST ELBOW 2 1/4 OD 2 1/2OD
3 0G1007 1 BRACKET MUFFLER
4 0F2830 2 MUFFLER BRACKET STIFFENER
5 0F2962 2 MUFFLER STRAP
6 080762 5 BOLT U 3/8-16 X 2.62
7 0E0170A 1 EXHAUST BLANKET 988MM (C2)
8 0C2454 4 SCREW THF M6-1 X 16 N WA Z/JS
9 0G0776 1 PIPE EXHAUST G2
10 0G0007 1 DIFFUSER EXHAUST WELDMENT
11 044149 1 GASKET EXHAUST RING
12 085917 2 WASHER LOCK 3/8 SS
13 0D2611 2 SCREW HHC 3/8-16 X 1-3/4 SS
14 0E8816 1 EXHAUST FLANGE 2" PIPE
15 049721 4 SCREW HHC M6-1.0 X 35 G8.8 BLK
16 022097 4 WASHER LOCK M6-1/4
17 022473 4 WASHER FLAT 1/4-M6 ZINC
18 036797 1 BOLT U 5/16-18 X 2.25
19 022259 2 NUT HEX 5/16-18 STEEL
20 070006 2 WASHER LOCK M8 SS
21 088775 2 WASHER FLAT 3/8 SS
22 022241 10 NUT HEX 3/8-16 STEEL
23 085917 10 WASHER LOCK 3/8 SS
24 0F2809 1 PIPE EXHAUST CROSSOVER
25 0F2808B 1 PIPE EXHAUST MUFFLER OUT
* NOT USED ON OPEN SET.

















1.) C2 UNITS
A 0F9832 1 SHIELD CONN BOX C2
0F9832GGS0R 1 SHIELD CONTROL STAND C2
B 0C2454 3 SCREW THF M6-1 X 16 N WA Z/JS
2.) C3 UNITS
A 0F9832B 1 SHIELD CONTROL STAND C3
0F9832KGS0R 1 SHIELD CONTROL STAND C3
B 0C2454 3 SCREW THF M6-1 X 16 N WA Z/JS
3.) C4 UNITS
A 0F9832A 1 SHIELD CONTROL STAND C4
B 0C2454 2 SCREW THF M6-1 X 16 N WA Z/JS
4.) C5 UNITS
A 0F9832C 1 SHIELD CONTROL STAND C5
0F9832D 1 SHIELD CONTROL STAND C5
0F9832EGS0R 1 SHIELD CONTROL STAND C5
0F9832HGS0R 1 SHIELD CONTROL STAND C5
0F9832JGS0R 1 SHIELD CONTROL STAND C5
B 0F9832FGS0R 1 SHIELD CONTROL STAND C5
C 0C2464 3 SCREW THF M6-1 X 16 N WA Z/JS

BackPg001 Rev. A 04/07