Gravely Lawn Mower 991079 Users Manual 04562100A Pro Turn 100
991104 to the manual 8cf54374-0651-4c9f-b84e-4a4b8a1b0ad3
2015-02-04
: Gravely Gravely-Gravely-Lawn-Mower-991079-Users-Manual-367590 gravely-gravely-lawn-mower-991079-users-manual-367590 gravely pdf
Open the PDF directly: View PDF
.
Page Count: 56
- Decals – Safety
- Decals – Style
- Frame
- Frame
- Frame
- Frame
- Seat Assembly
- Seat Assembly
- Brake Assembly
- Brake Assembly
- Tire Assembly
- Tire Assembly
- Fuel Tanks
- Fuel Tanks
- Fuel Tanks
- Fuel Tanks
- Hydraulic Drive
- Hydraulic Drive
- Transmission
- Transmission
- Transmission – Right Hand
- Transmission – Right Hand
- Transmission – Right Hand
- Transmission – Right Hand
- Transmission – Left Hand
- Transmission – Left Hand
- Transmission – Left Hand
- Transmission – Left Hand
- Engine
- Engine
- Controls
- Controls
- Electrical
- Electrical
- Continuity Diagram
- Wiring Diagram
- Mechanical Deck Lift
- Mechanical Deck Lift
- Belts, Spindles, Idlers & Blades, 48” & 52” Decks
- Belts, Spindles, Idlers & Blades, 48” & 52” Decks
- Belts, Spindles, Idlers & Blades, 60” Deck
- Belts, Spindles, Idlers & blades, 60” Deck
- Deck & Mounting Arms
- Deck & Mounting Arms
- Anti-Scalp Rollers
- Anti-Scalp Rollers
- Discharge Chute & Belt Covers
- Discharge Chute & Belt Covers
- Discharge Chute Storage
- Discharge Chute Storage
- ROPS

Parts Manual
Pro-Turn 100
Zero-Turn Mowers
04562100A 1/13
Printed in USA
E10
The use of any gasoline exceeding 10% ethanol (E10) or 10% MTBE will void the product warranty.
L’utilisation d’une essence contenant plus de 10% d’éthanol (E10) ou de 10% de MTBE annulent la
garantie.
El uso de cualquier otro tipo de gasolina con un porcentaje superior al 10% de etanol (E10) o al 10% de
MTBE invalidará la garantía del producto.
ENGLISH
Models
991079 – Pro-Turn 148
(SN 021000 +
)
991080 – Pro-Turn 152
(SN 021000 +
)
991081 – Pro-Turn 160
(SN 021000 +
)
991095 – Pro-Turn 148
(SN 021000 +
)
991096 – Pro-Turn 152
(SN 021000 +
)
991097 – Pro-Turn 160
(SN 021000 +
)
991102 – Pro-Turn 148 CARB
(SN 021000 +
)
991103 – Pro-Turn 152 CARB
(SN 021000 +
)
991104 – Pro-Turn 160 CARB
(SN 021000 +
)

2
THE MANUAL
Before you operate your unit, carefully and completely
read manuals supplied with the unit. The contents will
provide you with an understanding of safety instructions
and controls during normal operation and maintenance.
For your safety and the safety of others always read,
understand, and follow all DANGER, WARNING, and
CAUTION messages found in manuals and on safety
decals.
Hardware descriptions are given in decimals.
SERVICE AND REPLACEMENT PARTS
When ordering replacement parts or making service
inquiries, know the Model and Serial numbers of your
unit and engine.
Numbers are located on the product registration card in
the unit literature package. They are printed on a serial
number label, located on the frame of your unit.
• Record Unit Model and Serial numbers here:
• Record Engine Model and Serial numbers here:
UNAUTHORIZED REPLACEMENT PARTS
Use only Gravely replacement parts. The replacement of
any part on this vehicle with anything other than a
Gravely authorized replacement part may adversely
affect the performance, durability, or safety of this unit
and may void the warranty. Gravely disclaims liability for
any claims or damages, whether warranty, property
damage, personal injury or death arising out of the use of
unauthorized replacement parts.
Decimals to Fractions
.063 1/16 .563 9/16
.125 1/8 .625 5/8
.188 3/16 .688 11/16
.250 1/4 .750 3/4
.313 5/16 .813 13/16
.375 3/8 .875 7/8
.438 7/16 .938 15/16
.500 1/2 1.00 1
PRODUCT REGISTRATION
The Gravely dealer must register the product at the time
of purchase. Registering the product will help the
company process warranty claims or contact you with the
latest service information. All claims meeting
requirements during the limited warranty period will be
honored, whether or not the product registration card is
returned. Keep a proof of purchase if you do not register
your unit.
Customer Note: If Dealer does not register your product,
please fill out, sign and return the product registration
card to Gravely or go to www.gravely.com.
YOUR SATISFACTION IS IMPORTANT
Questions? Please follow these helpful steps:
1. Refer to the manuals supplied with your unit.
They will guide you through safe and proper
operation and maintenance.
They contain specifications on your unit.
If your questions are not answered in these manuals,
go to step number two.
2. Contact Your Dealer.
Our dealers will be happy to supply any service or
advice required to keep your unit operating at peak
efficiency.
A factory trained staff is available to support your
equipment needs. They stock genuine Gravely parts
and lubricants manufactured with the same precision
and skill as the original.
If your questions are not resolved by the support
staff, ask for the manager or owner.
When contacting your Dealer supply your model and
serial numbers.
TO SPEED PARTS ORDERING:
1. Know the model and serial numbers of your unit.
2. Know the part number required.
3. Know the quantity required.
4. Know the part description.

3
MODELS
Domestic
Model 991079 (Pro-Turn 148)
Kawasaki with 48” Mower Deck
Serial No. 021000 and up
Model 991080 (Pro-Turn 152)
Kawasaki with 52” Mower Deck
Serial No. 021000 and up
Model 991081 (Pro-Turn 160)
Kawasaki with 60” Mower Deck
Serial No. 021000 and up
Model 991095 (Pro-Turn 148)
Kohler EFI with 48” Mower Deck
Serial No. 021000 and up
Model 991096 (Pro-Turn 152)
Kohler EFI with 52” Mower Deck
Serial No. 021000 and up
Model 991097 (Pro-Turn 160)
Kohler EFI with 60” Mower Deck
Serial No. 021000 and up
Model 991102 (Pro-Turn 148 CARB)
Kawasaki with 48” Mower Deck
Serial No. 021000 and up
Model 991103 (Pro-Turn 152 CARB)
Kawasaki with 52” Mower Deck
Serial No. 021000 and up
Model 991104 (Pro-Turn 160 CARB)
Kawasaki with 60” Mower Deck
Serial No. 021000 and up
TABLE OF CONTENTS
DECALS
Decals – Safety . . . . . . . . . . . . . . . . . . . . . . . . . . . . . .4
Decals – Style . . . . . . . . . . . . . . . . . . . . . . . . . . . . . . 5
MAIN FRAME
Frame. . . . . . . . . . . . . . . . . . . . . . . . . . . . . . . . . . . . . .6
Seat Assembly . . . . . . . . . . . . . . . . . . . . . . . . . . . . . .10
Brake Assembly . . . . . . . . . . . . . . . . . . . . . . . . . . . . .12
Tire Assembly . . . . . . . . . . . . . . . . . . . . . . . . . . . . . .14
POWER UNIT
Fuel Tanks . . . . . . . . . . . . . . . . . . . . . . . . . . . . . . . . .16
Hydraulic Drive. . . . . . . . . . . . . . . . . . . . . . . . . . . . . .20
Transmission . . . . . . . . . . . . . . . . . . . . . . . . . . . . . . .22
Transmission – Right Hand . . . . . . . . . . . . . . . . . . . .24
Transmission – Left Hand . . . . . . . . . . . . . . . . . . . . .28
Engine . . . . . . . . . . . . . . . . . . . . . . . . . . . . . . . . . . . .32
ELECTRICAL
Controls . . . . . . . . . . . . . . . . . . . . . . . . . . . . . . . . . . .34
Electrical. . . . . . . . . . . . . . . . . . . . . . . . . . . . . . . . . . .36
Continuity Diagram . . . . . . . . . . . . . . . . . . . . . . . . . .38
Wiring Diagram . . . . . . . . . . . . . . . . . . . . . . . . . . . . .39
MOWER DECKS
Mechanical Deck Lift . . . . . . . . . . . . . . . . . . . . . . . . .40
Belts, Spindles, Idlers & Blades, 48” & 52” Decks . . .42
Belts, Spindles, Idlers & Blades, 60” Deck. . . . . . . . .44
Deck & Mounting Arms . . . . . . . . . . . . . . . . . . . . . . .46
Anti-Scalp Rollers. . . . . . . . . . . . . . . . . . . . . . . . . . . .48
Discharge Chute & Belt Covers . . . . . . . . . . . . . . . . .50
Discharge Chute Storage. . . . . . . . . . . . . . . . . . . . . .53
ROPS
ROPS. . . . . . . . . . . . . . . . . . . . . . . . . . . . . . . . . . . . .54
© Copyright 2013 Ariens Company

4
DECALS – SAFETY
Model 991079, 080, 081, 095, 096, 097, 102, 103, 104
Item Part No. Qty. Description
1 07800402 1 Decal, Safety Deck Guarding
2 07800340 2 Decal, Safety Mower Deck
3 07757500 1 Decal, Parking Brake Lever
4 07756000 2 Decal, Danger Fan
5 07754100 2 Decal, Hot Surface
6 07800401 1 Decal, Safety Guarding
7 07800403 1 Decal, Main Safety Commercial
8 07700005 1 Decal, Maintenance Instructions
9 02988100 1 Decal, Danger
07757500A
07700005A
07800401
P
07800403
KEEP HANDS and FEET AWAY
02988100
8
4
5
3
1
2
7
6
PE105_G_safety_decals
9

5
DECALS – STYLE
Model 991079, 080, 081, 095, 096, 097, 102, 103, 104
Item Part No. Qty. Description
1 03271900 2 Decal, Transmission Disconnect
2 07800221 1 Decal, Seat Release
3 03891000 1 Decal, 48 (991079, 095, 102)
07800026 1 Decal, 52 (991080, 096, 103)
03818400 1 Decal, 60 (991081, 097, 104)
4 07757600 1 Decal, Instructional-Steering
5 08000526 1 Decal, Gravely Heritage, Large
6 03875000 1 Decal, Belt Routing (991079, 080, 095, 096, 102, 103)
08000605 1 Decal, Belt Routing (991081, 097, 104)
7 04014000 1 Decal, Pro-Turn 148 (991079, 095, 102)
04014100 1 Decal, Pro-Turn 152 (991080, 096, 103)
04014200 1 Decal, Pro-Turn 160 (991081, 097, 104)
8 03955200 1 Decal, Height of Cut
9 05366200 2 Decal, X-Factor Deck
10 04039400 1 Decal, Control Panel (991079, 080, 081, 102, 103, 104)
04422600 1 Decal, Control Panel (991095, 096, 097)
11 05239700 1 Decal, Fuel Valve
03271900
05239700
08000605
3
4
5
11
10
9
8
7
6
9
1
2

6
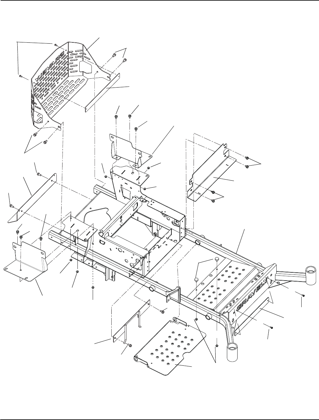
FRAME
Model 991079, 080, 081, 095, 096, 097, 102, 103, 104 (SN 020000 – 021999)
67
11
10
9
8
5
8
6
6
2
5
1
3
5
5
3
5
5
4
12
PE001_G_frame

7
FRAME
Model 991079, 080, 081, 095, 096, 097, 102, 103, 104 (SN 020000 – 021999)
Item Part No. Qty Description
1 04243851 1 Foot Plate
2 04243953 1 Kick Plate
3 07412900 4 Screw, Tapping .38-16 x .50 Hex Washer Head Thread Rolling
4 03948151 1 Muffler Heat Shield
5 07415400 8 Screw, Tapping .38-16 x .75 Hex Washer Head
6 07400034 4 Screw, Tapping .25-20 x .50 Hex Washer Head
7 03995253 1 Pro-Turn 100 Bumper
8 03995751 2 Bumper Plate
9 04243253 1 Pro-Turn 100 60" Main Frame Weldment (991081, 097, 104)
04243153 1 Pro-Turn 100 48" – 52" Main Frame Weldment (991079, 080, 095, 096, 102, 103)
10 04053651 1 PTO Belt Finger Weldment
11 07533600 2 Bumper, Rubber
12 06530400 2 Nut, Spin Lock Flange .312-18

9
FRAME
Model 991079, 080, 081, 095, 096, 097, 102, 103, 104 (SN 022000 +)
Item Part No. Qty Description
1 04243851 1 Foot Plate
2 04243953 1 Kick Plate
3 07412900 4 Screw, Tapping .38-16 x .50 Hex Washer Head Thread Rolling
4 03948151 1 Muffler Heat Shield
5 07415400 8 Screw, Tapping .38-16 x .75 Hex Washer Head
6 07400034 4 Screw, Tapping .25-20 x .50 Hex Washer Head
7 03995253 1 Pro-Turn 100 Bumper
8 03995751 2 Bumper Plate
9 04517353 1 Pro-Turn 100 60" Main Frame Weldment (991081, 097, 104)
04517253 1 Pro-Turn 100 48" – 52" Main Frame Weldment (991079, 080, 095, 096, 102, 103)
10 04053651 1 PTO Belt Finger Weldment
11 07533600 2 Bumper, Rubber
12 06530400 2 Nut, Spin Lock Flange .312-18
13 04517453 1 Bracket, Tank Mount Left Hand
14 04517553 1 Bracket, Tank Mount Right Hand
15 06212000 4 Bolt, Round Head Square Neck .38-16 x 1.00 Grade 5
16 06215700 2 Bolt, Round Head Square Neck .31-18 x .75 Grade 5
17 06545500 4 Nut, Nyloc Flange .38-16
18 06545400 2 Nut, Nyloc Flange .31-18

11
SEAT ASSEMBLY
Model 991079, 080, 081, 095, 096, 097, 102, 103, 104
Item Part No. Qty Description
1 05717100 2 Ring, Retaining External .500 x .050
2 06425300 2 Washer, Flat Steel .531 x 1.00 x .063
3 04052900 1 Seat, Suspension – with Belt, Light Gray
4 03837800 1 Shaft, 100I Seat Pivot
5 05500901 2 Bushing, Flange .516 x .750 x .625 x .937
6 03933251 1 Seat Plate Weldment
7 06545400 4 Nut, Locking Top Flange .31-18
8 05947000 2 Bolt, Hex .31-18 x .75
9 03918551 1 Pro-Turn 100 Left Hand Top Seat Latch Mount
10 03917951 1 Pro-Turn 100 Right Hand Top Seat Latch Mount
11 08321100 1 Spring, Tension .043 x .44 x 3.31
12 03917751 1 Pro-Turn 100 Seat Latch Weldment
13 06706900 1 Pin, Center .09 x .75 Extended Prong Square Cut
14 06436200 1 Washer, Flat Steel .406 x .812 x .065
15 03930451 1 Pro-Turn 100 Seat Latch Mount Weldment Right Hand
16 03930551 1 Pro-Turn 100 Seat Latch Mount Weldment Left Hand
17 59210400 AR Kit, Armrest Assembly Right Hand
18 59210500 AR Kit, Armrest Assembly Left Hand
19 59208800 AR Kit, Back Cushion, Light Grey
20 59208900 AR Kit, Seat Cushion, Light Grey
21 59208000 AR Kit, Seat Knobs
22 59208100 AR Kit, Seat Back
23 59207900 AR Kit, Seat Slides
24 59207800 AR Kit, Seat Spring and Saddle

13
BRAKE ASSEMBLY
Model 991079, 080, 081, 095, 096, 097, 102, 103, 104
Item Part No. Qty Description
1 05946900 3 Bolt, Hex .31-18 x 1.00
2 05503900 2 Bushing, Flange .750 x 1.000 x .625 x 1.250
3 05714600 2 Ring, Retaining External .689 x .077
4 01522000 1 Bushing, Flanged
5 06545400 7 Nut, Nyloc Flange .31-18
6 05717100 1 Ring, Retaining External .500 x .050
7 03795900 1 Weldment, Parking Brake Arm
8 03826900 1 Grip, Parking Brake
9 07517300 1 Cable Tie
10 06608400 1 Key, Woodruff .13 x .63 HRD #5
11 06900318 2 Cable, Brake Actuating
12 01305900 1 Bushing, Flange .325 x .499 x .26 x .88
13 03780900 1 Plate, Neutral Interlock
14 06514900 1 Nut, Push .312
15 06216100 4 Bolt, Round Head Square Neck .31-18 x 1.00
16 03861451 2 Neutral Lock Latch
17 03878700 1 Weldment, 100I Neutral Lock
18 03251100 1 Weldment, Park Brake Arm

15
TIRE ASSEMBLY
Model 991079, 080, 081, 095, 096, 097, 102, 103, 104
Item Part No. Qty Description
1 07100903 2 Tire/Wheel Assembly, 13 x 6.50-6
07100914 AR Tire, 13 x 6.50-6 Smooth
2 00675300 4 Spacer, Front Wheel
3 06500010 2 Nut, Nyloc Flange .50-13
4 05961200 2 Bolt, Hex .50-13 x 9.00
5 03924453 2 Fork
6 03760300 2 Spacer 1.258 x 1.75 x .550
7 05600432 2 Seal, Oil 1.75 x 2.332 x .312
8 05404700 4 Bearing, Cone 1.25 x .66
9 05404600 4 Bearing, Cup 2.328 x .465
10 07100810 2 Tire/Wheel Assembly, 23 x 10.50-12
07100210 AR Tire, 23 x 10.00-12
11 06517600 10 Nut, Wheel .50-20 13/16 Across Flats, Automotive Type
12 06439800 2 Washer, Flat Steel .812 x 2.00 x .148
13 06536900 2 Nut, Jam Center Lock .75-16
14 03925900 2 Cap, Dust
15 05435700 AR Bearing, 25 mm ID x 52 mm OD x 15 mm

17
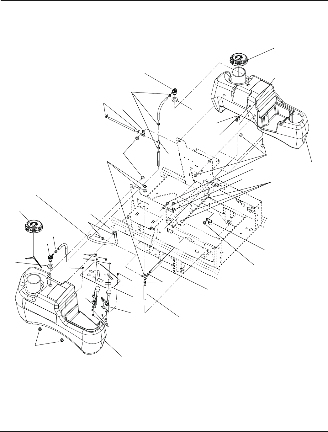
FUEL TANKS
Model 991079, 080, 081, 095, 096, 097
Item Part No. Qty Description
1 04558000 2 Cap, Fuel Vent-in Autolock
2 04082700 2 Grommet, Remote Vent Nitrile
3 03900300 2 Assembly, Medium Tank Fuel Pick-up
4 03278800 9 Clamp, Fuel Line
5 04340700 1 Tank, Left Hand Medium Gravely Fuel
6 07000018 8 Bolt, SEMS .31-18 x .62
7 07412900 2 Screw, Tapping Hex Washer Head Thread Rolling .38-16 x .50
8 06916000 2 J-Clamp
9 07517300 3 Cable Tie
10 04039151 1 PT100 Control Panel, Black
11 06900417 2 Cable, PT100 Throttle Control
12 04340600 1 Tank, RH Medium Gravely Fuel
13 06536000 4 Nut, Locking, Nylon 10-24 w/Insert
14 04068910 2 Valve, Combination
15 06116700 4 Screw, Machine Hex Washer Head 10-24 x .50
16 09258200 1 Valve, Fuel
17 04097700 2 Clamp, Hose, Spring .188
18 04306900 1 Tee, 1/4HS Run x 3/16HS Branch
19 06909400 1 J-Clamp
20 06100211 2 Screw, Machine HWH Stainless 10-24 x .38
21 03278100 40” Hose, .25 Low-Perm Bulk Gas
22 03278100 18” Hose, .25 Low-Perm Bulk Gas
23 03278100 40” Hose, .25 Low-Perm Bulk Gas

19
FUEL TANKS
Model 991102, 103, 104
Item Part No. Qty Description
1 04558100 2 Cap, Fuel Non-Vent Autolock
2 04082700 2 Grommet, Remote Vent Nitrile
3 03900300 2 Assembly, Medium Tank Fuel Pick-up
4 03278800 9 Clamp, Fuel Line
5 04340700 1 Tank, Left Hand Medium Gravely Fuel
6 07000018 8 Bolt, SEMS .31-18 x .62
7 07412900 2 Screw, Tapping Hex Washer Head Thread Rolling .38-16 x .50
8 06916000 2 J-Clamp
9 07517300 3 Cable Tie
10 04039151 1 PT100 Control Panel, Black
11 06900417 2 Cable, PT100 Throttle Control
12 04340600 1 Tank, RH Medium Gravely Fuel
13 06536000 4 Nut, Locking, Nylon 10-24 w/Insert
14 04068910 2 Valve, Combination
15 06116700 4 Screw, Machine Hex Washer Head 10-24 x .50
16 09258200 1 Valve, Fuel
17 04548100 2 Canister, Carbon 400 cc
18 04548351 1 Bracket, Mount PT100 Carbon Canister Right Hand
19 04548451 1 Bracket, Mount PT100 Carbon Canister Left Hand
20 06100211 2 Screw, Machine HWH Stainless 10-24 x .38
21 03278100 40” Hose, .25 Low-Perm Bulk Gas (to Engine)
22 03278100 18” Hose, .25 Low-Perm Bulk Gas (to Right Hand Tank)
23 03278100 40” Hose, .25 Low-Perm Bulk Gas (to Left Hand Tank)
24 04548200 1 Assembly, Fuel Valve PT100 CARB (includes items 25 – 29)
25 03375900 12” Hose, .188 Low-Perm Bulk Gas
26 03375900 4” Hose, .188 Low-Perm Bulk Gas
27 03375900 23.5” Hose, .188 Low-Perm Bulk Gas
28 04548200 1 Assembly, Fuel Line PT100 (CARB)
29 04097700 6 Clamp, Hose Spring .188
30 03278100 21.5” Hose, .25 Low-Perm Bulk Gas
31 03278100 25.5” Hose, .25 Low-Perm Bulk Gas
32 06940200 2 Clamp, Hose Worm 2.3/3/2 SS #44
33 05973300 5 Bolt, Hex M8-1.25 x 20
34 06308600 5 Washer, Lock .31 x .078 Reg
35 06908200 1 Clamp, Cushioned Steel
36 06900036 1 Clamp, Cushioned Steel .75

21
HYDRAULIC DRIVE
Model 991079, 080, 081, 095, 096, 097, 102, 103, 104
Item Part No. Qty Description
1 06500010 1 Nut, Nyloc Flange .50-13
2 06436400 1 Washer, Flat Steel .511 x 1.441 x .125
3 02988651 1 Weldment, Hydro Drive Idler Arm
4 05500123 1 Bushing, 1.00 x 1.125 x 1.936
5 01581700 1 Bushing, Spacer .505/.500 x .999/.996 x 2.05/2.03 Promaster
6 05958400 2 Bolt, Hex .38-16 x 2.50
7 08300507 1 Spring, Extension
8 07000034 1 Bolt, Shoulder EP .38-16 x .30 Hex
9 06529400 1 Nut, Hex .38-16
10 06545500 2 Nut, Nyloc Flange .38-16
11 05960000 1 Bolt, Hex .50-13 x 3.25
12 05525700 1 Bushing, Sleeve .407 x .625 x .750
13 07226400 1 Belt, A 69.26 Raw Cogged
14 07312500 1 Idler, Flat 4.00 x .38
15 06436200 1 Washer, Flat Steel .406 x .812 x .065

23
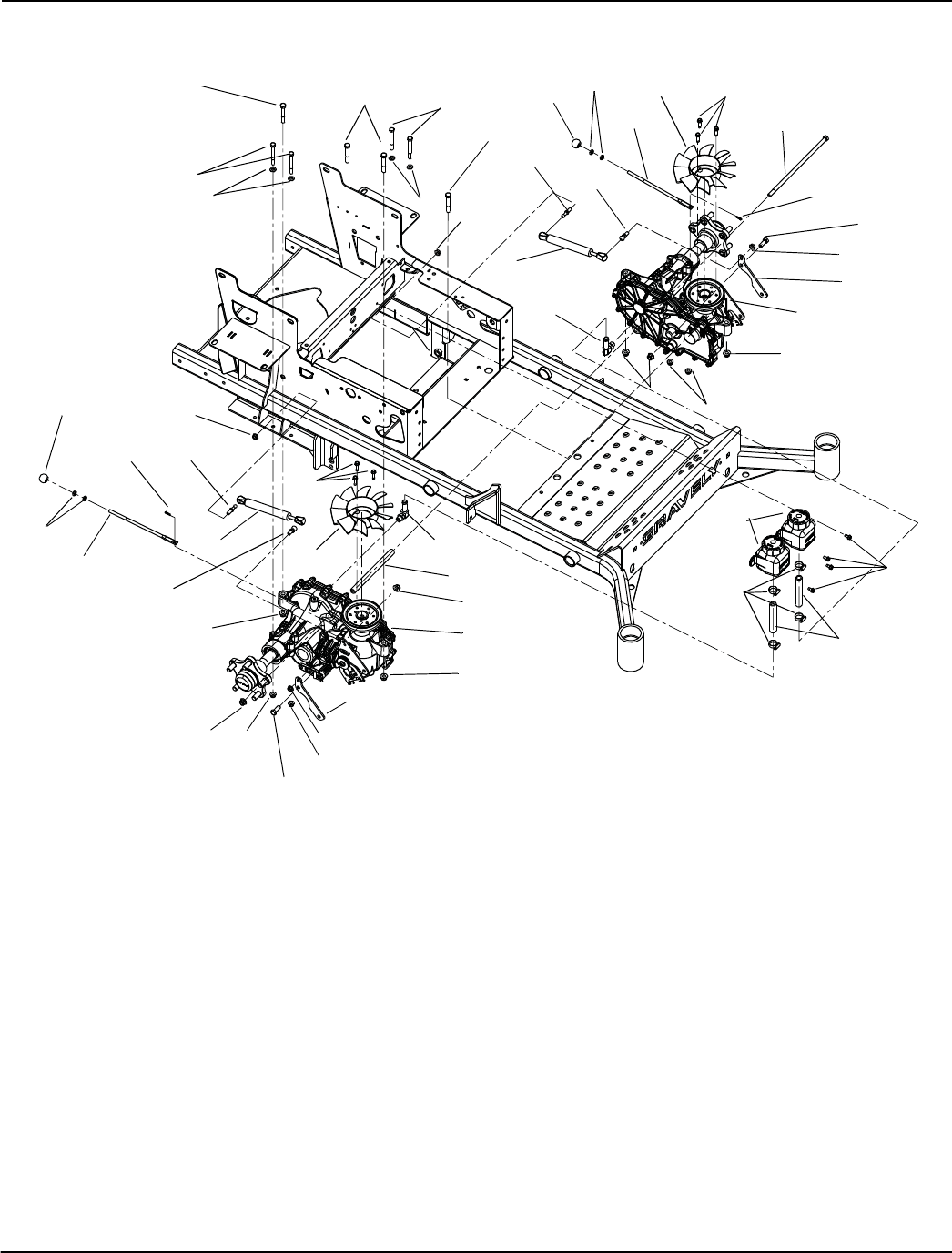
TRANSMISSION
Model 991079, 080, 081, 095, 096, 097, 102, 103, 104
Item Part No. Qty Description
1 03776400 1 Transaxle, 100I – Right Hand
2 06545400 4 Nut, Nyloc Flange .31-18
3 06543100 4 Nut, Locking Top Flange .31-18
4 03283500 2 Fan, 2800 Series Cooling
5 07001528 2 Fitting, Hydraulic (90°)
6 04244751 2 Transmission Damper Mounting Plate
7 07412400 6 Screw, Tapping Hex Washer Head Thread Rolling .25-20 x 1.00
8 03769800 2 Damper
9 06701900 2 Pin, Hair, Internal .06 x .18 x .77
10 03911900 2 Lever, 100I Dump Valve
11 06437200 4 Washer, Flat Steel .344 x .688 x .065
12 05962500 4 Bolt, Hex .31-18 x 3.00
13 05958400 4 Bolt, Hex .38-16 x 2.50
14 03776500 1 Transaxle, 100I – Left Hand
15 02970200 2 Tank, Expansion ZT2800
16 07400034 4 Screw, Tapping Hex Washer Head Thread .25-20 x .50
17 06923500 4 Clamp, .88 Diameter Hose
18 03832300 2 Hose, 100I Hydro Overflow
19 06536100 4 Nut, Jam .312-18 UNC YWZC
20 07539800 2 Knob, Ball Black .312-18 x 1.00
21 05901315 1 Bolt, Hex .38-16 x 11.00
22 06545500 7 Nut, Locking-Nylon-Flange .38-16
23 03367200 1 Spacer, .38 ID x 5/8 OD x 7.72
24 04097100 2 Stud, Ball, Threaded
25 03652200 2 Stud, Ball
26 05948700 2 Bolt, Hex .38-16 x 1.00
Not Shown:
21545100 AR Oil Filter, 2800 Transmission

24
TRANSMISSION – RIGHT HAND
Model 991079, 080, 081, 095, 096, 097, 102, 103, 104
If an Ariens part number is not listed next to a
Hydro-Gear number, source the part from
your local Hydro-Gear parts distributor.

25
TRANSMISSION – RIGHT HAND
Model 991079, 080, 081, 095, 096, 097, 102, 103, 104
Item Ariens p/n Hydro-Gear p/n Qty. Description
1 71984 1 KIT, HOUSING,MAIN,RH,CHRG,CNTL
1 HOUSING, MAIN, RH, CHRG, CNTL
1 BUSHING, .624 x .719 x .562
1 BRG, JRNL .86 x .98 x .79
2 PIN, .25 x .375
(105) 3 HFHCS 1/4-20 x .625
(134) 2 HFHCS 1/4-20 x .625
2 71990 1 KIT, COVER, SIDE, RH
1 COVER, SIDE, RH
1 BUSHING, .624 x .719 x .562
1 BRG, JRNL .86 x .98 x .79
5 9005110-5600 1 PLUG 9/16-18 (METAL)
7 53246 16 HFHCS 1/4-20 x 1.125"
10 51804 2 O-RING - 111 .103 x 424
11 9005110-5600 1 PLUG 9/16-18 (METAL)
13 21543771 50928 1 SEALANT
14 70.3oz OIL, 20W50
22 51448 1 PLATE, BYPASS
23 21545100 52114 1 FILTER, OIL
26 52162 2 SEAL, PLUG 1.250 x .250
27 52137 3 HFHCS 3/8-16 x 1.5 (PATCH)
30 21543845 51626 1 SEAL, LIP .375 x .75 x .25
31 08622500 51628 1 RING, RET .375 EXTRNL
32 52136 1 ROD, BYPASS
33 51627 1 RING, RET .750 INTRNL
34 51910 1 ARM, BYPASS
35 21543848 51630 1 RING, RTNG .375 EXT
40 21543783 51048 1 TRUNNION, SWASHPLATE
41 21543809 51140 1 SEAL, LIP 12 x 32 x 7
45 44130 1 WASHER .34 x .88 x .06
46 21543854 51812 1 TWHCS 5/16-24 x 1.00 (PATCH)
50 2003014 1 SPRING, BLOCK
51 08609400 2003017 1 WASHER-FLAT .59 x .79 x .04
55 21543773 50951 1 WASHER 1.23 x 1.56 x .04
56 21543816 51161 1 SEAL, LIP 17 x 40 x 7
57 21543741 50329 1 RING, RETAINING
60 51462 1 BEARING, THRUST
64 71579 1 ASS'Y, CYLINDER BLOCK, 16cc
65 53502 1 BRG, THRUST PLASTIC CAGE
69 71971 1 ASS'Y, BLOCK 7 PISTON
70 44371 1 WASHER .63 x 1.0 x .05
71 44145 1 RING, RETAINING_.625
72 52342 1 GEAR, 13T, STEEL
73 52150 1 SHAFT, MOTOR
74 51069 1 WASHER .72 x 1.16 x .04
80 21543724 50132 2 WASHER .5 x 1.0 x .03
81 52343 1 GEAR, 46T
82 52586 1 GEAR, 11T, STEEL
83 51083 1 JACK SHAFT (PIN)
90 50859 1 RING, RET 2.06 INT
91 53327 1 GEAR, 54T
92 53336 1 SPACER, .750 x 1.320 x .257
93 44121 1 BEARING, BALL, .75 x 40 x 12
94 53527 1 SHAFT, AXLE
95 08614000 50771 1 BRG, BALL 25.4 x 52 x 15
96 08614300 50772 1 SEAL, LIP 1.000 x 2.049 x .375
97 71691 1 KIT, HUB, 5 BOLT
1 HUB, TAPER 3.56, 5 BOLT
5 STUD, 1/2-20 x 1.5 (RIB NECK)
99 08621100 50863 1 NUT, HEX LOCK 3/4-16
100 52776 1 PAWL, BRAKE
101 52640 1 SHAFT, BRAKE
102 71980 1 KIT, HANDLE, ACTUATING
103 52027 1 CLIP, RETAINING

26
TRANSMISSION – RIGHT HAND
Model 991079, 080, 081, 095, 096, 097, 102, 103, 104
Item Ariens p/n Hydro-Gear p/n Qty. Description
105 53464 3 SCREW, HEX FLANGE 1/4-20 x .625
106 52257 1 GUARD, FILTER, RH
121 53218 1 PULLEY, 4.5 x 1.625
122 21543703 44133 1 NUT,HEX JAM 1/2-20 W/ PATCH
130 52157 2 TUBE, CONNECTING
131 50273 1 GEROTOR ASSEMBLY (1.9 cc/rev)
132 21544005 52250 1 O-RING, -137, 0.103 x 2.050
133 53468 1 COVER, CHARGE PUMP
134 53464 2 SCREW, HEX FLANGE 1/4-20 x .625
140 52527 1 SPACER .320 x 1.005 x .179
141 51945 1 ARM, NEUTRAL RIGHT
142 51616 1 SHCS 5/16-24 x 1 PATCH
146 21543871 51950 1 WASHER, .343 x 1.500 x .062
147 21544001 51833 1 SPRING, EXTNSN RTN-34LBS
157 21544001 53456 1 SEAL, LIP 8 x 12 x 3 VC
158 51100 1 MAGNET, RING
159 53429 1 SPRING, TORSION CCW
165 53496 1 TUBE, AXLE 2.04
200 71976 1 KIT, SEAL
2 PIN, .25 x .375
(10) 2 O-RING - 111 .103 x 424
(26) 2 SEAL, PLUG 1.250 x .250
(30) 1 SEAL, LIP .375 x .75 x .25
(31) 1 RING, RET .375 EXTRNL
(33) 1 RING, RET .750 INTRNL
(35) 1 RING, RTNG .375 EXT
(41) 1 SEAL, LIP 12 x 32 x 7
(46) 1 TWHCS 5/16-24 x 1.00 (PATCH)
54 1 RING, RET. WIRE .561
(56) 1 SEAL, LIP 17 x 40 x 7
(57) 1 RING, RETAINING
(71) 1 RING, RETAINING_.625
(90) 1 RING, RET 2.06 INT
(96) 1 SEAL, LIP 1.000 x 2.049 x .375
(103) 1 CLIP, RETAINING
(130) 2 TUBE, CONNECTING
(132) 1 O-RING, -137, 0.103 x 2.050
(157) 1 SEAL, LIP 8 x 12 x 3 VC
201 71972 1 KIT, CENTER SECTION, RH, CHRG
20 1 CENTER SECTION, RH, CHRG
(22) 1 PLATE, BYPASS
24 1 SHOCK VALVE ASSEMBLY 220 BAR
25 1 SHOCK VALVE ASSEMBLY 220 BAR
(26) 2 SEAL, PLUG 1.250 x .250
(27) 3 HFHCS 3/8-16 x 1.5 (PATCH)
1 BEARING, JOURNAL .50 x .59 x .50
135 1 BALL 7/16
136 1 SPRING, RELIEF
137 1 PIN, SPRING .125 x .875
202 71436 1 KIT, CHARGE RELIEF
135 1 BALL 7/16
136 1 SPRING, RELIEF
137 1 PIN, SPRING .125 x .875
203 71977 1 KIT, CHARGE PUMP
(131) 1 GEROTOR ASSEMBLY (1.9 cc/rev)
(132) 1 O-RING, -137, 0.103 x 2.050
(133) 1 COVER, CHARGE PUMP
(134) 2 HFHCS 1/4-20 x .75
209 71784 1 HUB PULLER, 5 BOLT

27
TRANSMISSION – RIGHT HAND
Model 991079, 080, 081, 095, 096, 097, 102, 103, 104
Item Ariens p/n Hydro-Gear p/n Qty. Description
210 71978 1 KIT, INPUT SHAFT
52 1 SHAFT, INPUT
53 1 BRG, BALL 17 x 40 x 12
54 1 RING, RET WIRE .561 ID
211 71597 1 KIT, RTN, CW
44 1 ARM, CONTROL, RH
(46) 1 TWHCS 5/16-24 x 1.00 (PATCH)
145 1 ASSEMBLY, RTN, CW

28
TRANSMISSION – LEFT HAND
Model 991079, 080, 081, 095, 096, 097, 102, 103, 104
If an Ariens part number is not listed next to a
Hydro-Gear number, source the part from
your local Hydro-Gear parts distributor.

29
TRANSMISSION – LEFT HAND
Model 991079, 080, 081, 095, 096, 097, 102, 103, 104
Item Ariens p/n Hydro-Gear p/n Qty. Description
1 71986 1 KIT, HOUSING,MAIN,LH,CHRG,CNTL
1 HOUSING, MAIN, LH, CHRG, CNTL
1 BUSHING, .624 x .719 x .562
1 BRG, JRNL .86 x .98 x .79
2 PIN, .25 x .375
(105) 3 HFHCS 1/4-20 x .75
(134) 2 HFHCS 1/4-20 x .75
2 71992 1 KIT, COVER, SIDE, LH
1 COVER, SIDE, LH
1 BUSHING, .624 x .719 x .562
1 BRG, JRNL .86 x .98 x .79
5 9005110-5600 1 PLUG 9/16-18 (METAL)
7 53246 16 HFHCS 1/4-20 x 1.125"
10 51804 2 O-RING - 111 .103 x 424
11 9005110-5600 1 PLUG 9/16-18 (METAL)
13 21543771 50928 1 SEALANT
14 70.3oz OIL, 20W50
22 51448 1 PLATE, BYPASS
23 21545100 52114 1 FILTER, OIL
26 52162 2 SEAL, PLUG 1.250 x .250
27 52137 3 HFHCS 3/8-16 x 1.5 (PATCH)
30 21543845 51626 1 SEAL, LIP .375 x .75 x .25
31 08622500 51628 1 RING, RET .375 EXTRNL
32 52136 1 ROD, BYPASS
33 51627 1 RING, RET .750 INTRNL
34 52370 1 ARM, BYPASS
35 21543848 51630 1 RING, RTNG .375 EXT
40 21543783 51048 1 TRUNNION, SWASHPLATE
41 21543809 51140 1 SEAL, LIP 12 x 32 x 7
45 44130 1 WASHER .34 x .88 x .06
46 21543854 51812 1 TWHCS 5/16-24 x 1.00 (PATCH)
50 2003014 1 SPRING, BLOCK
51 08609400 2003017 1 WASHER-FLAT .59 x .79 x .04
55 21543773 50951 1 WASHER 1.23 x 1.56 x .04
56 21543816 51161 1 SEAL, LIP 17 x 40 x 7
57 21543741 50329 1 RING, RETAINING
60 51462 1 BEARING, THRUST
64 71579 1 ASS'Y, CYLINDER BLOCK, 16cc
65 53502 1 BRG, THRUST PLASTIC CAGE
69 71971 1 ASS'Y, BLOCK 7 PISTON
70 44371 1 WASHER .63 x 1.0 x .05
71 44145 1 RING, RETAINING_.625
72 52342 1 GEAR, 13T, STEEL
73 52150 1 SHAFT, MOTOR
74 51069 1 WASHER .72 x 1.16 x .04
80 21543724 50132 2 WASHER .5 x 1.0 x .03
81 52343 1 GEAR, 46T
82 52586 1 GEAR, 11T, STEEL
83 51083 1 JACK SHAFT (PIN)
90 50859 1 RING, RET 2.06 INT
91 53327 1 GEAR, 54T
92 53336 1 SPACER, .750 x 1.320 x .257
93 44121 1 BEARING, BALL, .75 x 40 x 12
94 53527 1 SHAFT, AXLE
95 08614000 50771 1 BRG, BALL 25.4 x 52 x 15
96 08614300 50772 1 SEAL, LIP 1.000 x 2.049 x .375
97 71691 1 KIT, HUB, 5 BOLT
1 HUB, TAPER 3.56, 5 BOLT
5 STUD, 1/2-20 x 1.5 (RIB NECK)
99 08621100 50863 1 NUT, HEX LOCK 3/4-16
100 52776 1 PAWL, BRAKE
101 52640 1 SHAFT, BRAKE

30
TRANSMISSION – LEFT HAND
Model 991079, 080, 081, 095, 096, 097, 102, 103, 104
Item Ariens p/n Hydro-Gear p/n Qty. Description
102 51979 1 KIT HANDLE, ACTUATING
103 52027 1 CLIP, RETAINING
105 53464 3 SCREW, HEX FLANGE 1/4-20 x .625
106 52247 1 GUARD, FILTER, LH
121 53218 1 PULLEY, 4.5 x 1.625
122 21543703 44133 1 NUT,HEX JAM 1/2-20 W/ PATCH
130 52157 2 TUBE, CONNECTING
131 50273 1 GEROTOR ASSEMBLY (1.9 cc/rev)
132 21544005 52250 1 O-RING, -137, 0.103 x 2.050
133 53468 1 COVER, CHARGE PUMP
134 53464 2 SCREW, HEX FLANGE 1/4-20 x .625
140 52527 1 SPACER .320 x 1.005 x .179
141 51946 1 ARM, NEUTRAL LEFT
142 51616 1 SHCS 5/16-24 x 1 PATCH
146 21543871 51950 1 WASHER, .343 x 1.500 x .062
147 21544001 51833 1 SPRING, EXTNSN RTN-34LBS
157 53456 1 SEAL, LIP 8 x 12 x 3 VC
158 51100 1 MAGNET, RING
159 53483 1 SPRING, TORSION CW
165 53496 1 TUBE, AXLE 2.04
200 71976 1 KIT, SEAL
2 PIN, .25 x .375
(10) 2 O-RING - 111 .103 x 424
(26) 2 SEAL, PLUG 1.250 x .250
(30) 1 SEAL, LIP .375 x .75 x .25
(31) 1 RING, RET .375 EXTRNL
(33) 1 RING, RET .750 INTRNL
(35) 1 RING, RTNG .375 EXT
(41) 1 SEAL, LIP 12 x 32 x 7
(46) 1 TWHCS 5/16-24 x 1.00 (PATCH)
54 1 RING, RET. WIRE .561
(56) 1 SEAL, LIP 17 x 40 x 7
(57) 1 RING, RETAINING
(71) 1 RING, RETAINING_.625
(90) 1 RING, RET 2.06 INT
(96) 1 SEAL, LIP 1.000 x 2.049 x .375
(103) 1 CLIP, RETAINING
(130) 2 TUBE, CONNECTING
(132) 1 O-RING, -137, 0.103 x 2.050
(157) 1 SEAL, LIP 8 x 12 x 3 VC
201 71973 1 KIT, CENTER SECTION, LH, CHRG
20 1 CENTER SECTION, LH, CHRG
(22) 1 PLATE, BYPASS
24 1 SHOCK VALVE ASSEMBLY 220 BAR
25 1 SHOCK VALVE ASSEMBLY 220 BAR
(26) 2 SEAL, PLUG 1.250 x .250
(27) 3 HFHCS 3/8-16 x 1.5 (PATCH)
1 BEARING, JOURNAL .50 x .59 x .50
135 1 BALL 7/16
136 1 SPRING, RELIEF
137 1 PIN, SPRING .125 x .875
202 71436 1 KIT, CHARGE RELIEF
135 1 BALL 7/16
136 1 SPRING, RELIEF
137 1 PIN, SPRING .125 x .875
203 71977 1 KIT, CHARGE PUMP
(131) 1 GEROTOR ASSEMBLY (1.9 cc/rev)
(132) 1 O-RING, -137, 0.103 x 2.050
(133) 1 COVER, CHARGE PUMP
(134) 2 HFHCS 1/4-20 x .75
209 71784 1 HUB PULLER, 5 BOLT
210 71978 1 KIT, INPUT SHAFT

31
TRANSMISSION – LEFT HAND
Model 991079, 080, 081, 095, 096, 097, 102, 103, 104
Item Ariens p/n Hydro-Gear p/n Qty. Description
52 1 SHAFT, INPUT
53 1 BRG, BALL 17 x 40 x 12
54 1 RING, RET WIRE .561 ID
211 71599 1 KIT, RTN, CCW
44 1 ARM, CONTROL, LH
(46) 1 TWHCS 5/16-24 x 1.00 (PATCH)
145 1 ASSEMBLY, RTN, CCW

33
ENGINE
Model 991079, 080, 081, 095, 096, 097, 102, 103, 104
Item Part No. Qty Description
1 05900036 1 Bolt, Hex .44-20 x 2.50
2 06443600 1 Washer, Flat Steel .469 x 2.00 x .25
3 06542000 1 Nut, Locking Top Flange .38-16
4 06610300 1 Key .25 x .25 x 2.25
5 03785000 1 Clutch, Ogura GT2.5-FE02
6 03829700 1 Spacer, 1.125 x 1.50 x 1.40
7 06602700 1 Key, Square .25 x .625 x .25 SAE 8630 or SAE 1035
8 05900125 4 Bolt, Hex .38-16 x 1.25 FTH (991079, 080, 081, 102, 103, 104)
07417400 4 Screw, Tapping Hex Washer Head Thread Rolling .38-16 x 1.50 (991095, 096, 097)
9 07331667 1 Sheave, 4.831 x 1.127
10 06436200 2 Washer, Flat Steel .406 x .812 x .065
11 08905500 1 Bushing, Sleeve .407 x .625 x .813 Steel
12 07500007 1 Bumper, Rubber .62 x 1.0 x .88 LG Engine
13 05957900 1 Bolt, Hex .38-16 x 1.50
14 03828051 1 100I Clutch Stop Weldment
15 00429000 1 Drain, .50 Oil
16 06500018 4 Nut, Locking Top M8-1.25
17 03989000 1 Muffler, Kawasaki FX (991079, 080, 081, 102, 103, 104)
04262200 1 Muffler, Kohler EFT(991095, 096, 097)
18 08200721 1 Engine, Kawasaki FX691 (991079, 080, 102, 103)
08200722 1 Engine, Kawasaki FX730 (991081, 104)
08200715 1 Engine, Kohler EFI ECV680 (991095, 096)
08200716 1 Engine, Kohler EFI ECV730 (991097)
19 03278800 1 Clamp, Fuel Line
20 03278100 24.0” Hose, .25 Low-Perm Bulk Gas
21 01590900 1 Tube, Oil Drain 8" Clear Vinyl
22 06923500 1 Clamp, .88 Diameter Hose
23 06308600 1 Washer, Locking .31 x .078 Regular
24 05973300 1 Bolt, Hex M8-1.25 x 20
25 04088900 AR Cap, Air Cleaner Rain
26 06900426 AR Clamp, Hose 2.75 Dia. Worm
Not Shown:
03286700 AR Lead, Starter Solenoid
21548800 AR Air Filter Element, Outer Primary – Kawasaki
21548700 AR Air Filter Element, Inner Safety – Kawasaki
21535800 AR Filter, Oil – Kawasaki # 49065-2078
21536100 AR Plug, Spark – Kawasaki # 92070-7004
21538400 AR Filter, Fuel – Kawasaki # 49019-7001
21536900 AR Element, Inner Safety – Kohler
21537000 AR Element, Outer Primary – Kohler
21397200 AR Filter, Oil – Kohler
21544000 AR Plug, Spark Champion #3071 – Kohler
21547528 AR Filter, Fuel EFI – Kohler

35
CONTROLS
Model 991079, 080, 081, 095, 096, 097, 102, 103, 104
Item Part No. Qty Description
1 05942200 2 Bolt, Hex .Full Thread 38-16 x 2.00
2 04558551 1 Weldment, Right Hand Control
3 03704900 4 Wave Washer .640 x .875 x .125 Free Height
4 05521100 4 Bushing, Flange Nylon .515 x .750 x .745 x 1.00
5 05957400 6 Bolt, Hex .31-18 x 1.75
6 06545500 6 Nut, .38-16 Nyloc Flange
7 05957900 4 Bolt, Hex .38-16 x 1.50
8 06308800 4 Washer, Locking .38 x .094 Regular
9 03251700 2 Assembly, Steering Linkage
10 03752753 1 Bracket, Right Hand Steering Stop
11 05500932 2 Eccentric
12 05525200 4 Bushing, Flange .762 x 1.48 x .44 Nylon
13 09235600 1 Weldment, Handle Right Hand
14 03929100 2 Grip, Handlebar
15 09235400 4 Spacer, .328 x .76 x 1.01
16 06545400 6 Nut, .31-18 Nyloc Flange
17 07412900 8 Screw, Tapping Hex Washer Head Thread Rolling .38-16 x .50
18 05958000 2 Bolt, Hex .38-16 x 1.25
19 06535900 4 Nut, Hex Jam .375-16
20 06900317 1 Cable, 12.0 Lanyard, Nylon
21 06500012 1 Nut, .25-20 Nyloc Flange
22 05946800 1 Bolt, Hex .25-20 x .75
23 05959400 2 Bolt, Hex .38-16 x .75
24 03754753 1 Bracket, Left Hand Steering Stop
25 09235500 1 Weldment, Handle Left Hand
26 04558651 1 Weldment, Left Hand Control
27 03988300 2 Tube

37
ELECTRICAL
Model 991079, 080, 081, 095, 096, 097, 102, 103, 104
Item Part No. Qty Description
1 06226400 2 Bolt, Round Head Square Neck .25-20 x 7.50
2 01545600 1 Switch, Clutch
3 00464000 1 Switch, Ignition
4 03966800 1 Hour Meter w/Maintenance
5 08841200 1 Light, Indicator (991079, 080, 081, 102,103)
08841200 2 Light, Indicator (991095, 096, 97,104)
6 07500126 2 Bushing, Panel Snap .687 x .875 x .56
7 07505700 1 Insulator
8 06533200 2 Nut, Hex .25-20
9 00525800 1 Battery Terminal Boot, Red
10 07500125 3 Rivet, .25 Nylon Panel
11 06537500 2 Nut, Locking Wing .250-20
12 03111101 1 Ground Cable .31 x 22.00 x .31
13 03494051 1 Hold Down
14 03288400 1 Cable, Positive Battery 26.00"
15 01554800 1 Exide Battery, Sealed Maintenance Free U1-250
16 07517300 1 Cable Tie
17 03834300 1 Switch, Snap In-N.O./N.O.
18 09287000 1 Key, with Shield
19 04244800 1 Harness, Wire – Pro-Turn 100
20 00432100 AR Relay, Sealed with Diode
21 00524600 AR Fuse, 30 AMP.
22 09293500 AR Diode, Connector Shell
23 02754100 AR Switch, Snap Mounting (N.O.)
24 05946800 2 Bolt, Hex .25-20 x .75
25 06308400 2 Washer, Locking .25 x .062 Regular
26 06437300 2 Washer, Flat Steel .281 x .62 x .065
Not Shown:
27 04268100 AR Harness, Kohler EFI (991095, 096, 097)

38
CONTINUITY DIAGRAM
Model 991079, 080, 081, 095, 096, 097, 102, 103, 104
PD3840
M
L
S
B
G
M
L
S
B
G
M
L
S
B
G
OFF RUN START
POSITION CIRCUIT
1. OFF G + M
2. RUN B + L
3. START B + L + S

39
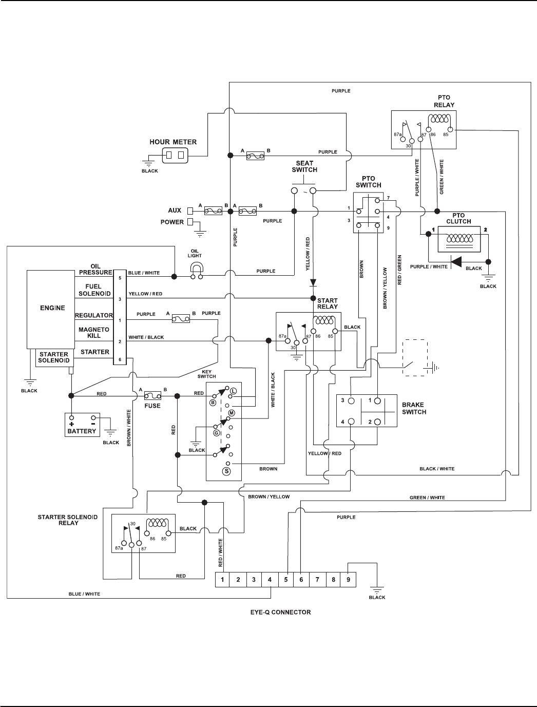
WIRING DIAGRAM
Model 991079, 080, 081, 095, 096, 097, 102, 103, 104
20 AMP
20 AMP
ORANGE
10 AMP
10 AMP
15 AMP
CE
CE OPTION

41
MECHANICAL DECK LIFT
Model 991079, 080, 081, 095, 096, 097, 102, 103, 104
Item Part No. Qty Description
1 05707300 4 Ring, Retaining External 1.00 x .078
2 06535900 4 Nut, Hex Jam .375-16
3 07030000 2 Bolt, Eye .375-16 x 2.50
4 05800001 4 Pin, Roll .25 x 1.25 Stainless Steel
5 06200119 4 Bolt, Round Head Square Neck .50-13 x 2.25
6 04242600 4 Chain, 3-Link .38 Deck Lift
7 06500010 9 Nut, Locking Nylon Flange .50-13
8 03858100 1 Weldment, Left Hand Rear Deck Lift
9 05500934 4 Bushing, Flange 1.00 x 1.25 x 1.50 x 1.50
10 04063100 1 Rod, Lift Assist 19.35"
11 06537200 2 Nut, Locking Center Jam .375-16
12 03857900 1 Weldment, Front Left Hand Deck Lift
13 06602600 2 Key, Square .25 x 2.50 x .25 SAE
14 04243600 1 Shaft, PT100 Front Mower Lift
15 08319000 2 Spring, Tension .162 x 1.25 x 8.25 Weldment 25
16 05508900 2 Bushing, Sleeve .377 x .624 x .235
17 06435900 2 Washer, Flat Steel .438 x 1.00 x .083
18 05948700 2 Bolt, Hex .38-16 x 1.00
19 05500034 2 Bushing, 1.00 ID x 1.125 OD x 1.50
20 06900317 1 Cable, 12.0 Lanyard, Nylon
21 05946800 1 Bolt, Hex .25-20 x .75
22 06223100 2 Bolt, Round Head Square Neck .50-13 x 1.50
23 00270100 2 Grip, Pedal 1.50 x 3.00
24 04088651 1 Adjustable Foot Lift Pedal, Black
25 05970600 2 Bolt, Hex .50-13 x 1.75
26 06500012 1 Nut, Locking Nylon Flange .25-20
27 03954751 1 RH Lift/Cut Height Bracket, InboardINBD, Black
28 03989100 4 Bushing, Flange .515 x .750 x .395 x 1.120
29 04184400 1 Weldment, Adjustable Deck Foot Lift
30 03954800 1 Spacer, .375 x .750 x 1.54
31 03864051 1 Mechanical Lock-up Weldment, Black
32 03858000 1 Weldment, Right Hand Rear Deck Lift
33 05960000 1 Bolt, Hex .50-13 x 3.25
34 05958400 1 Bolt, Hex .38-16 x 2.50
35 03957100 1 Pin, .50 x 2.00 Usable Length Ball
36 06545500 1 Nut, Locking Nylon Flange .38-16
37 03954651 1 Bracket

43
BELTS, SPINDLES, IDLERS & BLADES, 48” & 52” DECKS
Model 991079, 080, 095, 096, 102, 103
Item Part No. Qty Description
1 05957900 1 Bolt, Hex .38-16 x 1.50
2 05500905 1 Bushing, Spacer .502 x .997 x .50
3 07300527 1 Sheave, .50" ID x 6.00" OD V-Idler
4 00450100 1 Cap, Idler Bearing Sealing
5 01581700 2 Bushing, Spacer .505/.500 x .999/.996 x 2.05/2.03
6 07000034 1 Bolt, Shoulder EP .38-16 x .30 Hex
7 08300505 1 Spring, Extension (Deck Idler)
8 06442000 2 Washer, Flat Steel .563 x 1.38 x .109
9 05500123 2 Bushing, 1.00 x 1.125 x 1.936
10 05900013 12 Bolt, Hex .38-16 x 1.00
11 04530500 3 Retainer, Sheave
12 59215400 3 Spindle Assembly
13 06529600 2 Nut, Locking Center .38-16
14 03774251 1 Weldment, Idler Arm
15 07340100 1 Idler, V-5.00"
16 05962900 1 Bolt, Hex .38-16 x 2.25
17 06436200 1 Washer, Flat Steel .406 x .812 x .065
18 07340200 1 Pulley, Double, 1" ID x 5.75" & 4.25" OD (991079, 095, 102)
07340300 1 Pulley, Double, 1" ID x 6.00" & 4.75" (991080, 096, 103)
19 07329267 1 Pulley, Double, 1" ID x 5.75" OD (991079, 095, 102)
07332367 1 Pulley, Double (991080, 096, 103)
20 07001604 1 Bolt, .38-16 x 5.50 .62 Diameter Eye
21 06535900 1 Nut, Hex, Jam .375-16
22 00450200 3 Blade, 16.19" Mower (991079, 095, 102)
00273000 3 Blade, Mulch 16.25” (991079, 095, 102)
00450300 3 Blade, 18.00" Mower (Hi-Lift) (991080, 096, 103)
00273100 3 Blade, Mulch 18.00” (991080, 096, 103)
23 06445700 3 Washer, Bellville .63 x 1.625 x .14
24 05978900 3 Bolt, Hex .62-18 x 1.75 Grade 8 (Torque to 115 – 125 ft. lbs., 155 – 169 N-m)
25 08300507 1 Spring, Extension
26 06200006 1
Bolt, Round Head Square Neck .50-13 x 1.5, Full Thread
27 06533500 1 Nut, Coupling .375-16 x 1.75
28 06212000 1 Bolt, Round Head Square Neck .38-16 x 1.00
29 07329367 1 Pulley, V, 1" ID x 5.75" OD (991079, 095, 102)
07332167 1 Pulley, Single, 1" ID x 6" OD (991080, 096, 103)
30 06200012 2 Bolt, Round Head Square Neck .50-13 x 3.25 G5YZ
31 06500010 4 Nut, .50-13 Nyloc Flange
32 06224900 1 Bolt, Round Head Square Neck .50-13 x 3.00
33 06400829 2 Washer, Flat .640 x 1.75 x .250
34 03774151 1 Weldment, Idler Arm
35 05961400 1 Bolt, Hex .38-16 x 2.75
36 06529400 1 Nut, Hex .38-16
37 07200024 1 Belt, BB 118.00 Wrapped Hex (991079, 095, 102)
07200509 1 Belt, BB 123.50 Wrapped Hex (991080, 096, 103)
38 07200035 1 Belt, B 51.18 Raw Cogged (991079, 095, 102)
07200036 1 Belt, B 56.00 Raw Cogged (991080, 096, 103)
39 06536300 2 Nut, Locking Center .50-13
40 06537200 1 Nut, Lock Center Jam .375-16
41 05963000 3 Bolt, Hex .38-16 x 2.75 Grade 8
42 06611200 3 Key, Square .25 x .25 x 1.00

45
BELTS, SPINDLES, IDLERS & BLADES, 60” DECK
Model 991081, 097, 104
Item Part No. Qty Description
1 05957900 1 Bolt, Hex .38-16 x 1.50
2 05500905 1 Bushing, Spacer .502 x .997 x .50
3 07300527 1 Sheave, .50" ID x 6.00" OD V-Idler
4 00450100 1 Cap, Idler Bearing Sealing
5 01581700 2 Bushing, Spacer .505/.500 x .999/.996 x 2.05/2.03
6 07000034 2 Bolt, Shoulder EP .38-16 x .30 Hex
7 08300505 1 Spring, Extension (Deck Idler)
8 06442000 2 Washer, Flat Steel .563 x 1.38 x .109
9 05500123 2 Bushing, 1.00 x 1.125 x 1.936
10 05900013 12 Bolt, Hex .38-16 x 1.00
11 04530500 3 Retainer, Sheave
12 59215400 3 Spindle Assembly
13 06545500 1 Nut, Locking Nylon Flange .38-16
14 03774251 1 Weldment, Idler Arm
15 D28050 1 Pulley, Flat Idler Engine to Deck
16 05963300 1 Bolt, Hex .38-16 x 2.00
17 07340400 1 Pulley, Double 1” ID x 6.75” & 5.25” OD
18 07328867 1 Pulley, Double 1” ID x 6.75” OD
19 07001604 1 Bolt, .38-16 x 5.50 .62 Diameter Eye
20 06535900 1 Nut, Hex Jam .375-16
21 09081200 3 Blade, 20.50” Mower
08866900 3 Blade, Mulch 20.50”
22 06445700 3 Washer, Bellville .63 x 1.625 x.14
23 05978900 3 Bolt, Hex .62-18 x 1.75 Grade 8 (Torque to 115-125 ft. lbs., 155 – 169 N-m)
24 08300507 1 Spring, Extension
25 06200006 1
Bolt, Round Head Square Neck .50-13 x 1.5, Full Thread
26 06533500 1 Nut, Coupling .375-16 x 1.75
27 06212000 1 Bolt, Round Head Square Neck .38-16 x 1.00
28 07328967 1 Pulley, V, 1” ID x 6.75” OD
29 06200012 2 Bolt, Round Head Square Neck .50-13 x 3.25
30 06500010 2 Nut, .50-13 Nyloc Flange
31 06224900 1 Bolt, Round Head Square Neck .50-13 x 3.00
32 06400829 2 Washer, Flat .640 x 1.75 x .250
33 04519551 1 PT160 Deck Idler Arm Weldment, Black
34 05961400 1 Bolt, Hex .38-16 x 2.75
35 06529400 1 Nut, Hex .38-16
36 07200510 1 Belt, 133.00 Wrapped Hex
37 07200038 1 Belt, B 63.00 Raw Cogged
38 06536300 2 Nut, Locking Center .50-13
39 06537200 1 Nut, Lock Center Jam .375-16
40 05963000 3 Bolt, Hex .38-16 x 2.75 Grade 8
41 06611200 3 Key, Square .25 x .25 x 1.00

47
DECK & MOUNTING ARMS
Model 991079, 080, 081, 095, 096, 097, 102, 103, 104
Item Part No. Qty Description
1 05948700 2 Bolt, Hex .38-16 x 1.00
2 09238900 2 Weldment, Mower Mounting Pin
3 05901436 2 Bolt, Hex .50-13 x 1.75 Grade 5 EP80
4 05435900 4 Bearing, .75 x .875 x 1.00
5 06307300 2 Washer, Locking .50 x .125 Regular
6 04243551 2 Deck Pusher Arm Weldment, Black
7 03972000 4 Trunnion, .50-13
8 05901421 4 Bolt, Hex .50-13 x 3.00
9 03966200 8 Bracket, Deck Leveling
10 06442000 4 Washer, Flat Steel .563 x 1.38 x .109
11 06200119 4 Bolt, Round Head Square Neck .50-13 x 2.25
12 06545500 2 Nut, Locking Nylon Flange .38-16
13 06223100 4 Bolt, Round Head Square Neck .50-13 x 1.50
14 06500010 12 Nut, Locking Nylon Flange .50-13
15 04531653 1 Weldment, 48” Side Discharge Deck (991079, 095, 102)
04546253 1 Weldment, 52” Side Discharge Deck (991080, 096, 103)
04546453 1 Weldment, 60” Side Discharge Deck (991081, 097, 104)

49
ANTI-SCALP ROLLERS
Model 991079, 080, 081, 095, 096, 097, 102, 103, 104
Item Part No. Qty Description
1 06225900 3 Bolt, Round Head Square Neck .50-13 x 5.00 (991079, 095, 102)
06225900 2 Bolt, Round Head Square Neck .50-13 x 5.00 (991080, 081, 096, 097, 103, 104)
2 00473700 3 Spacer, .510 x .625 x 3.35 (991079, 095, 102)
00473700 2 Spacer, .510 x .625 x 3.35 (991080, 081, 096, 097, 103, 104)
3 03905900 5 Anti-Scalp Wheel (991079, 095, 102)
03905900 6 Anti-Scalp Wheel (991080, 081, 096, 097, 103, 104)
4 06500010 4 Nut, Nyloc Flange .50-13
5 00473800 1 Spacer, .510 x .625 x 6.70 (991079, 095, 102)
00473800 2 Spacer, .510 x .625 x 6.70 (991080, 081, 096, 097, 103, 104)
6 06206400 1 Bolt, Round Head Square Neck .50-13 x 8.50 (991079, 095, 102)
06206400 2 Bolt, Round Head Square Neck .50-13 x 8.50 (991080, 081, 096, 097, 103, 104)

51
DISCHARGE CHUTE & BELT COVERS
Model 991079, 080, 081, 095, 096, 097, 102, 103, 104
Item Part No. Qty Description
1 06224100 3 Bolt, Round Head Square Neck .38-16 x 1.25
2 07000037 1 Pull Pin
3 05958000 6 Bolt, Hex .38-16 x 1.25
4 06200002 4 Bolt, Round Head Square Neck .31-18 x .75
5 07000027 4 Nut, Coupling .31-18 x 3.00
6 07001525 6 Nut, Heavy Hex .38-16
7 06534900 6 Nut, Flange .375-16
8 03977151 1 Guard, Left Hand Deck Belt, 44 – 52 (991079, 080, 095, 096, 102, 103)
03977251 1 Guard, Left Hand Deck Belt, 60 (991081, 097, 104)
9 04590251 1 Guard, Right Hand Deck Belt, 48 – 52 (991079, 080, 095, 096, 102, 103)
03982251 1 Guard, Right Hand Deck Belt, 60 – 66 (991081, 097, 104)
10 06223600 2 Bolt, Round Head Square Neck .38-16 x 1.00
11 04551553 1 Rubber Discharge Chute Support
12 04551600 1 Chute, Rubber Discharge
13 00472453 1 Weldment, Discharge Chute Support, 48” (991079, 095, 102)
00472553 1 Weldment, Discharge Chute Support, 52" – 60" (991080, 081, 096, 097, 103, 104)
14 06545500 5 Nut, .38-16 Nyloc Flange
15 05946800 1 Bolt, Hex .25-20 x .75 (991079, 095, 102)
16 01593500 1 Pin, Spring Ball .375OD x 1.50 (991079, 095, 102)
17 06543500 1 Nut, Locking Top Flange .25-20 (991079, 095, 102)
18 06900321 1 Cable, 6.0 Lanyard, Nylon (991079, 095, 102)
19 07533600 4 Bumper, Rubber
20 07412900 1 Screw, Self Tapping .38-16 x .50
21 04551051 1 Baffle, 48” Left Hand Vacuum (991079, 095, 102)
00952951 1 Baffle, 52” Left Hand Vacuum (991080, 096, 103)
00952651 1 Baffle, 60” Left Hand Vacuum (991081, 097, 104)
22 04550951 1 Baffle, 48” Right Hand Vacuum (991079, 095, 102)
00952851 1 Baffle, 52” Right Hand Vacuum (991080, 096, 103)
00952551 1 Baffle, 60” Right Hand Vacuum (991081, 097, 104)
23 06215700 5 Bolt, Round Head Square Neck .31-18 x .75 Grade 5
24 06530200 5 Nut, Lock Nyloc .312-18

52
DISCHARGE CHUTE STORAGE
Model 991079, 095, 102
Item Part No. Qty Description
1 07414400 1 Screw, Tapping .31-18 x .75 Hex Washer Head
2 07500009 1 Bumper, Recessed 1.50 x .63 w/.31 Thru Hole
3 06545400 2 Nut, Locking Nyloc Flange .31-18
4 00451653 1 Discharge Baffle
5 06216100 2 Bolt, Round Head Square Neck .31-18 x 1.00
48” Deck
1
2
PE097_deck_48_G
3
3
4
5

53
DISCHARGE CHUTE STORAGE
Model 991080, 081, 096, 097, 103, 104
Item Part No. Qty Description
1 07534800 1 Knob, Clamping, .312-18 Nyloc
2 06529800 1 Nut, Locking Center .31-18
3 07500009 1 Bumper, Recessed 1.50 x .63 w/.31 Thru Hole
4 06212100 1 Bolt, Round Head Square Neck .31-18 x 1.50
5 06545500 1 Nut, .38-16 Nyloc Flange
6 00474753 1 Chute Storage Bracket
7 05948700 1 Bolt, Hex .38-16 x 1.00
8 06545400 2 Nut, Locking Nyloc Flange .31-18
9 06216100 2 Bolt, Round Head Square Neck .31-18 x 1.00
10 00440853 1 Discharge Baffle (991080, 096, 103)
00374153 1 Discharge Baffle (991081, 097, 104)
52” & 60” Deck
PE096_deck_52-60_G
3
2
1
4
5
6
7
8
9
10
8

54
ROPS
Model 991079, 080, 081, 095, 096, 097, 102, 103, 104
Item Part No. Qty. Description
1 59101600 1 ROPS, PT100 Replacement
2 05965800 2 Bolt, Hex .50-13 x 3.50
3 04063400 2 Assembly, ROPS Pin/Lanyard
4 06543600 6 Nut, Locking Top Flange .50-13
5 04063500 2 Bumper, ROPS Rubber
00181592 2 Knob, Round .312-18 x .75
6 04063600 1 Bracket, ROPS Stop, Pro-Turn
7 05959900 4 Bolt, Hex .50-13 x 3.00
1
2
2
3
3
7
4
5
5
6
4
4
1
PE130_G_rops
1

GRAVELY
655 West Ryan Street
Brillion, WI 54110
920-756-4688
Fax 920-756-2407
www.gravely.com
















