Harbor Freight 93793 Users Manual Manual.pmd
DUAL MIG 93793 04bee181-2318-41f5-9227-5a3fc6b73cfb
93793 to the manual 04bee181-2318-41f5-9227-5a3fc6b73cfb
2015-01-25
: Harbor-Freight Harbor-Freight-93793-Users-Manual-210215 harbor-freight-93793-users-manual-210215 harbor-freight pdf
Open the PDF directly: View PDF
.
Page Count: 34
- Contents
- PRODUCT SPECIFICATIONS
- GENERAL SAFETY RULES
- Specific Safety Rules
- Grounding
- Extension Cords
- Symbology
- UNPACKING
- ASSEMBLY INSTRUCTIONS
- To Attach The Handle
- To Install The Rear Wheels And Casters
- To Install a 2 lb. Wire Spool
- To Install a 10 lb. Wire Spool
- To Route The Wire
- To Change Wire Settings
- Setting The Gun Polarity For Wire Type
- To Attach The Ground Cable With Clamp
- To Install A Gas Cylinder
- OPERATING INSTRUCTIONS
- Before You Begin Welding
- Duty Cycle (Duration of Use)
- Setting Up The Weld
- Holding The Welding Torch
- Weld Settings Chart
- Weld Diagnosis
- When the Weld is Completed
- INSPECTION, MAINTENANCE, AND CLEANING
- Nozzle Inspection, Cleaning, and Replacement
- Contact Tip Inspection, Cleaning, And Replacement
- Replacing The Welding Torch Liner
- Parts Lists and Diagrams
- Wiring Schematic
- Parts List
- Assembly Diagram
- TROUBLESHOOTING
- WARRANTY

DUAL MIG
WELDER
Model 93793
ASSEMBLY AND OPERATING INSTRUCTIONS
3491 Mission Oaks Blvd., Camarillo, CA 93011
Visit our Web site at: http://www.harborfreight.com
Copyright 2006 by Harbor Freight Tools®. All rights reserved. No portion of this
manual or any artwork contained herein may be reproduced in any shape or form
without the express written consent of Harbor Freight Tools.
For technical questions, please call 1-800-444-3353.
Distributed exclusively by
Harbor Freight Tools
®
.
©
TO PREVENT SERIOUS INJURY,
READ AND UNDERSTAND ALL WARNINGS
AND INSTRUCTIONS BEFORE USE.
Due to continuing improvements, actual product may differ slightly from the product described herein.
For technical questions, please call 1-800-444-3353;
Troubleshooting section at end of manual. Page 2SKU 93793
Contents
PRODUCT SPECIFICATIONS ..........................................................3
GENERAL SAFETY RULES .............................................................3
Specific Safety Rules ................................................................................... 6
Grounding..................................................................................................... 9
Extension Cords .......................................................................................... 10
Symbology ................................................................................................... 10
UNPACKING ....................................................................................10
ASSEMBLY INSTRUCTIONS ..........................................................11
To Attach The Handle .................................................................................. 11
To Install The Rear Wheels And Casters .................................................... 11
To Install a 2 lb. Wire Spool ........................................................................ 12
To Install a 10 lb. Wire Spool ...................................................................... 12
To Route The Wire ....................................................................................... 13
To Change Wire Settings ............................................................................ 15
Setting The Gun Polarity For Wire Type ..................................................... 16
To Attach The Ground Cable With Clamp................................................... 16
To Install A Gas Cylinder ............................................................................ 17
OPERATING INSTRUCTIONS ........................................................18
Before You Begin Welding........................................................................... 18
Duty Cycle (Duration of Use)...................................................................... 18
Setting Up The Weld .................................................................................... 19
Holding The Welding Torch ......................................................................... 20
Weld Settings Chart .................................................................................... 21
Weld Diagnosis............................................................................................ 23
When the Weld is Completed...................................................................... 25
INSPECTION, MAINTENANCE, AND CLEANING ..........................26
Nozzle Inspection, Cleaning, and Replacement ......................................... 26
Contact Tip Inspection, Cleaning, And Replacement................................. 26
Replacing The Welding Torch Liner ............................................................ 27
Parts Lists and Diagrams ..............................................................28
Wiring Schematic ........................................................................................ 28
Parts List ..................................................................................................... 29
Assembly Diagram ...................................................................................... 30
TROUBLESHOOTING .....................................................................32
WARRANTY .....................................................................................34

For technical questions, please call 1-800-444-3353;
Troubleshooting section at end of manual. Page 3SKU 93793
PRODUCT SPECIFICATIONS
SAVE THIS MANUAL
You will need this manual for the safety warnings and precautions, assembly, operating,
inspection, maintenance and cleaning procedures, parts list and assembly diagram.
Keep your invoice with this manual. Write the invoice number on the inside of the front
cover. Keep this manual and invoice in a safe and dry place for future reference.
GENERAL SAFETY RULES
WARNING!
READ AND UNDERSTAND ALL INSTRUCTIONS
Failure to follow all instructions listed below may result in
electric shock, fire, and/or serious injury.
SAVE THESE INSTRUCTIONS
WORK AREA
1. Keep your work area clean and well lit. Cluttered benches and dark areas invite
accidents.
2. Do not operate power tools in explosive atmospheres, such as in the presence
of flammable liquids, gases, or dust. Power tools create sparks which may ignite
the dust or fumes.
3. Keep bystanders, children, and visitors away while operating a power tool.
Distractions can cause you to lose control. Protect others in the work area from
debris such as chips and sparks. Provide barriers or shields as needed.
Item Description
Welding Current 35 ~ 140 Amps
Duty Cycle 18% @ 140 Amps / 100% @ 45 Amps
(Refer to chart and explanation on page 18)
Power Consumption 230 Volt / 60 Hz / Single Phase / 25 Amps
(Should be connected to a 25 Amp minimum dedicated circuit)
Open Voltage 15.5 - 20 Volts
Required Power Plug Type 3-Prong, 220 VAC, polarized, twist lock (not included)
NEMA #L6-30 or equivalent
Power Cord Rating 12 AWG x 3C x 6’ Long
Gas Inlet Size 1/4”
Ground Cable 4 Gauge / 6’ Long
Torch Power Cable 8 Gauge / 6’ Long
Thermal Overload Protection (with Light) Automatic shutdown and restart after cool down
Wire Size 0.23” to 0.035”
Wire Spool Size 7-3/4” Diameter
Included Torch Tip Size 0.030”
Accessories Wheel Kit / Wire Spool / Torch Assy. / Grounding Clamp
Wire Brush & Hammer / Spare 1.0 & 0.8 Welding Tips
Hand-Held Face Shield
Net Weight 103 Pounds
For technical questions, please call 1-800-444-3353;
Troubleshooting section at end of manual. Page 4SKU 93793
ELECTRICAL SAFETY
4. Grounded tools must be plugged into an outlet properly installed and grounded
in accordance with all codes and ordinances. Never remove the grounding
prong or modify the plug in any way. Do not use any adapter plugs. Check
with a qualified electrician if you are in doubt as to whether the outlet is properly
grounded. If the tools should electrically malfunction or break down, grounding
provides a low resistance path to carry electricity away from the user.
5. Avoid body contact with grounded surfaces such as pipes, radiators, ranges,
and refrigerators. There is an increased risk of electric shock if your body is
grounded.
6. Do not expose power tools to rain or wet conditions. Water entering a power
tool will increase the risk of electric shock.
7. Do not abuse the Power Cord. Never use the Power Cord to carry the tools or
pull the Plug from an outlet. Keep the Power Cord away from heat, oil, sharp
edges, or moving parts. Replace damaged Power Cords immediately. Damaged
Power Cords increase the risk of electric shock.
8. When operating a power tool outside, use an outdoor extension cord marked
“W-A” or “W”. These extension cords are rated for outdoor use, and reduce the risk
of electric shock.
PERSONAL SAFETY
9. Stay alert. Watch what you are doing, and use common sense when operating
a power tool. Do not use a power tool while tired or under the influ ence of
drugs, alcohol, or medication. A moment of inattention while operating power
tools may result in serious personal injury.
10. Dress properly. Do not wear loose clothing or jewelry. Contain long hair. Keep
your hair, clothing, and gloves away from moving parts. Loose clothes, jewelry,
or long hair can be caught in moving parts.
11. Avoid accidental starting. Be sure the Power Switch is off before plugging in.
Carrying power tools with your finger on the Power Switch, or plugging in power
tools with the Power Switch on, invites accidents.
12. Remove adjusting keys or wrenches before turning the power tool on. A wrench
or a key that is left attached to a rotating part of the power tool may result in personal
injury.
13. Do not overreach. Keep proper footing and balance at all times. Proper footing
and balance enables better control of the power tool in unexpected situations.
14. Always wear eye, hearing, and breathing protection. For welding safety
equipment, refer to number 9 on page 6.
For technical questions, please call 1-800-444-3353;
Troubleshooting section at end of manual. Page 5SKU 93793
TOOL USE AND CARE
15. Use clamps (not included) or other practical ways to secure and support the
workpiece to a stable platform. Holding the work by hand or against your body is
unstable and may lead to loss of control.
16. Do not force the tool. Use the correct tool for your application. The correct tool
will do the job better and safer at the rate for which it is designed.
17. Do not use the power tool if the Power Switch does not turn it on or off. Any
tool that cannot be controlled with the Power Switch is dangerous and must be
replaced.
18. Disconnect the Power Cord Plug from the power source before making any
adjustments, changing accessories, or storing the tool. Such preventive safety
measures reduce the risk of starting the tool accidentally.
19. Store idle tools out of reach of children and other untrained persons. Tools are
dangerous in the hands of untrained users.
20. Maintain tools with care. Keep cutting tools sharp and clean. Properly
maintained tools with a sharp cutting edge are less likely to bind and are easier to
control. Do not use a damaged tool. Tag damaged tools “Do not use” until repaired.
21. Check for misalignment or binding of moving parts, breakage of parts, and
any other condition that may affect the tool’s operation. If damaged, have the
tool serviced before using. Many accidents are caused by poorly maintained
tools.
22. Use only accessories that are recommended by the manufacturer for your
model. Accessories that may be suitable for one tool may become hazardous when
used on another tool.
SERVICE
23. Tool service must be performed only by qualified repair personnel. Service or
maintenance performed by unqualified personnel could result in a risk of injury.
24. When servicing a tool, use only identical replacement parts. Follow instructions
in the
“Inspection, Maintenance, And Cleaning”
section of this manual. Use of
unauthorized parts or failure to follow maintenance instructions may create a risk of
electric shock or injury.

For technical questions, please call 1-800-444-3353;
Troubleshooting section at end of manual. Page 6SKU 93793
SPECIFIC SAFETY RULES
1. Ground this product. This Welder requires the attachment and use of a UL®-
listed, 220 volt, grounded, 3-prong, electrical Power Cord Plug (not included). Only
a qualified electrician should install the Power Cord Plug. Never remove the
grounding prong or modify the Power Cord Plug in any way. Do not use adapter
plugs with this product. To comply with the National Electric Code, and to provide
additional protection from the risk of electrical shock, this product should only be
connected to a 220 volt, 3-hole outlet that is properly grounded.
2. Maintain labels and nameplates on the Welder. These carry important information.
If unreadable or missing, contact Harbor Freight Tools for a replacement.
3. Avoid unintentional starting. Make sure you are prepared to begin work before
turning on the Welder.
4. Do not force the Welder. This tool will do the work better and safer at the speed
and capacity for which it was designed.
5. Never leave the Welder unattended when it is plugged into an electrical outlet.
Turn off the tool, and unplug it from its electrical outlet before leaving.
6. Industrial applications must follow OSHA guidelines.
7. Never stand on the Welder. Serious injury could result if the Welder is tipped or if
hot surfaces are accidently contacted.
8. Maintain a safe working environment. Keep the work area well lit. Make sure
there is adequate surrounding workspace. Always keep the work area free of
obstructions, grease, oil, trash, and other debris. Do not use a power tool in areas
near flammable chemicals, dusts, and vapors. Do not use this product in a damp or
wet location.
9. Prevent eye injury and burns. Wearing and using ANSI-approved personal
safety clothing and safety devices reduce the risk for injury.
• Wear ANSI-approved safety impact eye goggles with a welding helmet
with protective lens.
• Leather leggings, fire resistant shoes or boots should be worn when using this
product. Do not wear pants with cuffs, shirts with open pockets, or any clothing
that can catch and hold molten metal or sparks.
• Keep clothing free of grease, oil, solvents, or any flammable substances. Wear
dry, insulating gloves and protective clothing.
• Wear an approved head covering to protect the head and neck. Use aprons,
cape, sleeves, shoulder covers, and bibs designed and approved for welding
and cutting procedures.
• When welding/cutting overhead or in confined spaces, wear flame resistant ear
plugs or ear muffs to keep sparks out of ears.

For technical questions, please call 1-800-444-3353;
Troubleshooting section at end of manual. Page 7SKU 93793
10. Prevent accidental fires. Remove any combustible material from the work
area.
•When possible, move the work to a location well away from combustible
materials. If relocation is not possible, protect the combustibles with a
cover made of fire resistant material.
• Remove or make safe all combustible materials for a radius of 35 feet (10 meters)
around the work area. Use a fire resistant material to cover or block all open
doorways, windows, cracks, and other openings.
• Enclose the work area with portable fire resistant screens. Protect combustible
walls, ceilings, floors, etc., from sparks and heat with fire resistant covers.
• If working on a metal wall, ceiling, etc., prevent ignition of combustibles on the
other side by moving the combustibles to a safe location. If relocation of
combustibles is not possible, designate someone to serve as a fire watch,
equipped with a fire extinguisher, during the cutting process and for at least one
half hour after the cutting is completed.
• Do not weld or cut on materials having a combustible coating or combustible
internal structure, as in walls or ceilings, without an approved method for
eliminating the hazard.
• Do not dispose of hot slag in containers holding combustible materials. Keep a
fire extinguisher nearby and know how to use it.
• After spot welding, make a thorough examination for evidence of fire. Be aware
that easily-visible smoke or flame may not be present for some time after the fire
has started. Do not weld or cut in atmospheres containing dangerously reactive
or flammable gases, vapors, liquids, and dust. Provide adequate ventilation in
work areas to prevent accumulation of flammable gases, vapors, and dust. Do
not apply heat to a container that has held an unknown substance or a
combustible material whose contents, when heated, can produce flammable or
explosive vapors. Clean and purge containers before applying heat. Vent closed
containers, including castings, before preheating, welding, or cutting.
11. Avoid overexposure to fumes and gases. Always keep your head out of the
fumes. Do not breathe the fumes. Use enough ventilation or exhaust, or both, to
keep fumes and gases from your breathing zone and general area.
• Where ventilation is questionable, have a qualified technician take an air
sampling to determine the need for corrective measures. Use mechanical
ventilation to improve air quality. If engineering controls are not feasible, use an
approved respirator.
• Work in a confined area only if it is well ventilated, or while wearing an air-
supplied respirator.
• Follow OSHA guidelines for Permissible Exposure Limits (PEL’s) for various
fumes and gases.
• Follow the American Conference of Governmental Industrial Hygienists
recommendations for Threshold Limit Values (TLV’s) for fumes and gases.

For technical questions, please call 1-800-444-3353;
Troubleshooting section at end of manual. Page 8SKU 93793
• Have a recognized specialist in Industrial Hygiene or Environmental Services
check the operation and air quality and make recommendations for the specific
welding or cutting situation.
12. Read and understand all instructions and safety precautions as outlined in
the manufacturer’s manual for the material you will weld or cut.
13. Do not touch live electrical parts. Wear dry, insulating gloves. Do not touch
electrode or conductor tong with bare hand. Do not wear wet or damaged gloves.
14. Protect yourself from electric shock. Do not use outdoors. Insulate yourself from
the workpiece and ground. Use nonflammable, dry insulating material if possible, or
use dry rubber mats, dry wood or plywood, or other dry insulating material big enough
to cover your full area of contact with the work or ground.
15. Ensure that the unit is placed on a stable location before use. If this unit falls
while plugged in, severe injury, electric shock, or fire may result.
16. Cylinders can explode when damaged:
• Never weld on a pressurized or a closed cylinder.
• Never lay a welding torch on a cylinder.
• Never allow a welding electrode to touch the cylinder.
• Keep cylinders away from any electrical circuits, including welding circuits.
• Keep protective cap in place over the valve except when the cylinder is in use.
• Use only correct gas shielding equipment designed specifically for the type of
welding you will do. Maintain this equipment properly.
• Always protect gas cylinders from heat, being struck, physical damage, slag,
flames, sparks, and arcs.
• Always use proper procedures to move cylinders.
Inhalation Hazard
Welding Produces TOXIC FUMES and GASSES.
Exposure to welding gasses can increase the risk of developing
certain cancers, such as cancer of the larynx and lung cancer.
Also, some diseases that may be linked to exposure to welding gasses
or fumes are:
•Early onset of Parkinson’s Disease •Heart Disease
•Damage to the reproductive organs •Ulcers
•Inflammation of the small intestine or stomach •Kidney damage
•Respiratory diseases such as emphysema, bronchitis or pneumonia
Safety precautions, such as using natural or forced air ventilation
and wearing a NIOSH-approved respirator, are ESSENTIAL to reduce
the risk of developing the above illnesses.

For technical questions, please call 1-800-444-3353;
Troubleshooting section at end of manual. Page 9SKU 93793
17. Use the right tool for the job. Do not attempt to force small equipment to do the
work of larger industrial equipment. There are certain applications for which this
Welder was designed. It will do the job better and more safely at the rate for which
it was intended. Do not modify this Welder, and do not use this Welder for a purpose
for which it was not intended.
18. WARNING! People with pacemakers should consult their physician(s) before
using this product. Electromagnetic fields in close proximity to a heart pacemaker
could cause interference to or failure of the pacemaker.
19. WARNING! The warnings and cautions discussed in this manual cannot cover
all possible conditions and situations that may occur. It must be understood by the
operator that common sense and caution are factors which cannot be built into this
product, but must be supplied by the operator.
20. WARNING! This product, when used for welding and similar applications,
produces chemicals known to the State of California to cause cancer and birth
defects (or other reproductive harm).
(California Health & Safety Code § 25249.5,
et seq.
)
SAVE THESE INSTRUCTIONS
GROUNDING
NOTE:
This Welder requires the installation of a 3-Prong, 220 VAC, polarized,
twistlock Power Cord Plug (not included).
NEMA configuration # L6-30 or equivalent
The Plug must be installed by a certified electrician.
WARNING!
Improperly connecting the grounding wire can result in the risk of elec-
tric shock. Check with a qualified electrician if you are in doubt as to
whether the outlet is properly grounded. Do not modify the power cord
plug used with the tool. Never remove the grounding prong from the
plug. Do not use the tool if the power cord or plug is damaged. If dam-
aged, have it repaired by a service facility before use. If the plug will not
fit the outlet, have a proper outlet installed by a qualified electrician.
GROUNDED TOOLS: TOOLS WITH THREE PRONG PLUGS
1. Tools marked with “Grounding Required” have a three wire cord and three prong
grounding plug. The plug must be connected to a properly grounded outlet. If the
tool should electrically malfunction or break down, grounding provides a low
resistance path to carry electricity away from the user, reducing the risk of electric
shock.

For technical questions, please call 1-800-444-3353;
Troubleshooting section at end of manual. Page 10SKU 93793
2. The grounding prong in the plug is connected through the green wire inside the
cord to the grounding system in the tool. The green wire in the cord must be the only
wire connected to the tool’s grounding system and must never be attached to an
electrically “live” terminal.
3. Your tool must be plugged into an appropriate outlet, properly installed
by a certified
electrician
and grounded in accordance with all codes and ordinances.
EXTENSION CORDS
AN EXTENSION CORD MUST NEVER BE USED WITH THIS ITEM. Use of an
extension cord could result in damage to the item or fire.
SYMBOLOGY
Double Insulated
Canadian Standards
Association
Underwriters Laboratories,
Inc.
V ~ Volts Alternating Current
AAmperes
noxxxx/min. No Load Revolutions per
Minute (RPM)
UNPACKING
When unpacking both boxes, check to make sure all the parts shown on the Parts Lists
on pages 29 through 31 are included. If any parts are missing or broken, please call
Harbor Freight Tools at the number shown on the cover of this manual as soon as pos-
sible.

For technical questions, please call 1-800-444-3353;
Troubleshooting section at end of manual. Page 11SKU 93793
AXLE BRACKET (40)
AXLE (44)
WASHER (42)
COTTER PIN
(41)
AXLE BRACKET (40)
COTTER PIN
(41)
WASHER (42)
WHEEL (43)
CASTER (37)
BOTTOM PANEL (36)
BOLT
BOTTOM
VIEW
FIGURE B
ASSEMBLY INSTRUCTIONS
WARNING! Always turn off the Welder and unplug the unit from its electri-
cal outlet prior to performing any assembly, maintenance, or service.
TO ATTACH THE HANDLE
Insert the Handle (45) into the Right
Handle Socket (46) and Left Handle
Socket (58). Then attach the Right and
Left Handle Sockets to the Front Panel
(57), using the four Bolts provided.
(See Figure A.)
BOLT
BOLT
BOLT
BOLT
HANDLE (45)
RIGHT
HANDLE
SOCKET (46)
LEFT
HANDLE
SOCKET (46)
FIGURE A
TO INSTALL THE REAR WHEELS AND CASTERS
1. Insert the two Axle Brackets (40) into the slots located at the rear of the Bottom
Panel (36). Secure the Axle Brackets to the Bottom Panel, using the two Screws
provided. Insert the Axle (44) through the openings (located on the underside of the
Bottom Panel) in the Axle Brackets. Insert one Wheel (43) on each end of the Axle.
Insert one Washer (42) on each end of the Axle. Then secure the two Wheels to the
Axle, using one Cotter Pin (41) on each end of the Axle. (See Figure B.)
2. Align the four mounting holes in each of the two Casters (37) with the threaded
mounting holes located at the front of the Bottom Panel (36). Then secure the two
Casters to the Bottom Panel, using the eight Bolts provided. (See Figure B.)

For technical questions, please call 1-800-444-3353;
Troubleshooting section at end of manual. Page 12SKU 93793
FIGURE C
NUT
SPOOL AXLE
SPOOL
SPOOL CLIP
WELDING
TO INSTALL A 10 LB. WIRE SPOOL
1. Lift the Access Panel (31) of the Welder to expose the Wire Feed Assembly.
2. If the 10 lb. Spool Axle is not already installed: Unscrew and remove the Nut and
Washer. Install the 10 lb. Spool Axle (13) onto the Shaft, using the spring underneath
and the washer and nut above. (See Figure C.)
3. Remove the Spool Clip (14), if installed. Install a 10 lb. Spool (not included) onto the
Spool Axle (13), making sure that the wire unwinds from the top and the hole on
the spool lines up with the peg on the Axle. (See Figure C.)
4. Attach the Spool Clip (14) to the Axle, securing it in place. (See Figure C.)
REV 07j

For technical questions, please call 1-800-444-3353;
Troubleshooting section at end of manual. Page 13SKU 93793
TO ROUTE THE WIRE
NOTE: When installing wire of a different size or composition, you will also need to
change wire settings, set the gun polarity, and, possibly, install a gas cylinder. See
pages 15-17.
1. IMPORTANT: Securely hold onto the end
of the Welding Wire and keep tension on it
during the following steps. If this is not done
the Welding Wire will spring backward,
creating a tangled “bird’s nest” and resulting
in wasted wire. (See Figure D.)
2. Hold the Welding Wire securely while you
cut enough Wire off the end of the Spool to
remove all bent and crimped Wire. Make
sure the cut end has no burrs or sharp edges (cut again, if needed). (See Figure D.)
3. Loosen and lower the Tension Adjusting Knob (15b) on the Wire Feed Assembly.
Then, raise the Swing Arm (15a). (See Figure E.)
4. Keep tension on the Welding Wire, and guide at least 12 inches of Wire into the Wire
Feed Leader (15f). (See Figure E.)
5. Lower the Swing Arm (15a) on the Wire Feed Assembly. Lower and tighten the
Tension Adjusting Knob (15b). Once the Wire is held in place, you may release it.
(See Figure E.)
SWING ARM
(15a)
SWING ARM
(15a)
TENSION ADJUSTING KNOB
(15b)
TENSION ADJUSTING KNOB
(15b)
WIRE FEED
LEADER
(15f)
WIRE FEED
LEADER
(15f)
WIRE
FIGURE E
6. Lay the Torch Cable out in a straight line so that the Welding Wire moves through it
easily. Leave the Access Panel (31) of the Welder open so that the Wire Feed
Assembly can be observed.
7. Remove the Gun Nozzle (51a) and Contact Tip (51b). (See Figure F, next page.)
SPOOL
WELDING
WIRE
FIGURE D

For technical questions, please call 1-800-444-3353;
Troubleshooting section at end of manual. Page 14SKU 93793
WARNING!
EXERCISE EXTREME CAUTION - RISK OF FIRE AND/OR ELECTRIC SHOCK!
The following steps require applying power to the Welder. Do not touch
anything with the Torch Handle or Welding Wire or an arc will be ignited.
Do not touch the internal components of the unit while it is plugged in.
8. Plug the Power Cord (54) into its 220 volt, grounded, electrical outlet. Then, turn
the Welder ON.
9. Point the Torch Handle away from all objects. Then, squeeze the Trigger Switch
(51e) on the Torch Handle until the Welding Wire feeds through the Head Tube
(51c) of the Torch Handle about 2 inches. If necessary, move the Torch Handle
slightly in a circular motion to help feed the Welding Wire properly out of the Head
Tube. (See Figure F.)
10. NOTE: If the Welding Wire does not feed properly, and the Spool is stationary, turn
the Welder off. Unplug the Welder. Slightly tighten the Tension Adjusting Knob
(15b) on the Wire Feed Assembly, and rewind the Welding Wire slightly before
retrying. (See Figure E.)
11. To check the tension on the Wire Feed Assembly, feed the Welding Wire against a
piece of scrap wood from 2 to 3 inches away. If the Wire stops instead of bending,
turn the Welder OFF. Unplug the unit from its electrical outlet. Then, slightly tighten
the Tension Adjusting Knob (15b) on the Wire Feed Assembly. (See Figure E.)
12. Turn the Welder OFF, unplug it, and discharge the electrode to ground. Insert
the Contact Tip (51b) onto the Welding Wire and screw it firmly into the Head Tube
(51c) of the Torch Handle. Replace the Nozzle (51a), and cut off any excess Welding
Wire over 1/2 inch. Then, close the Access Panel (31) of the Welder.
(See Figure F.)
REMINDER: When installing wire of a different size or composition, you will also
need to change wire settings, set the gun polarity, and, possibly, install a gas cylinder.
See pages 15-17.
FIGURE F
CONTACT
TIP
(51b)
NOZZLE
(51a)
WELDING
WIRE
HEAD
TUBE
(51c)
NOZZLE
(51a)
CONTACT
TIP
(51b)
HEAD
TUBE
(51c)

For technical questions, please call 1-800-444-3353;
Troubleshooting section at end of manual. Page 15SKU 93793
TO CHANGE WIRE SETTINGS
1. WARNING! Make sure to turn off the Welder and unplug it from its electrical
outlet prior to changing wire settings.
2. Open the Access Panel (31) of the Welder to expose the Wire Feed Assembly.
3. Loosen, and lower the Tension Adjusting Knob (15b) on the Wire Feed Assembly.
Then, raise the Swing Arm (15a). (See Figure G.)
4. Remove the two Screws (15j) that secures the Feed Roller Bracket (15i) in place.
Then, remove the Feed Roller Bracket. (See Figure G.)
5. Install a Wire Feed Roller (16) with the proper groove size facing towards the Inner
Panel (11) of the welder.
6. Replace the Feed Roller Bracket (15i), and secure in place with the Screws.
(See Figure G.)
7. Lower the Swing Arm (15a) on the Wire Feed Assembly. Then, lower and tighten
the Tension Adjusting Knob (15b). (See Figure G.)
8. Remove the Gun Nozzle (51a) and Contact Tip (51b). Install a Contact Tip that is
one size larger* than the diameter of Welding Wire used. Then, replace the Gun
Nozzle. (See Figure F, previous page.)
*This accommodates thermal expansion of the wire.
9. Install the Spool of Welding Wire, and route the Wire to the Torch Gun. Then, test
and, if necessary, adjust the Wire Feed Assembly as discussed in the previous pages
of this manual.
FIGURE G
SWING ARM
(15A)
TENSION
ADJUSTING
KNOB
(15b)
SCREW
(15j)
FEED
ROLLER
BRACKET
(15i)

For technical questions, please call 1-800-444-3353;
Troubleshooting section at end of manual. Page 16SKU 93793
SETTING THE GUN POLARITY FOR WIRE TYPE
1. Set for Electrode Positive (DCEP) for gas welding with solid-core wire. Positive
electrode (C), negative ground (D). SHOWN IN ILLUSTRATION, INITIAL SETUP.
(See Figure H.)
2. Set for Electrode Negative (DCEN) for gasless flux core
wire. Negative electrode (C), positive ground (D).
(See Figure H.)
3. When connecting to the weld output terminals, do not
place anything between the welding Cable Terminals
(A and C) and their copper connections.
(See Figure H.)
4. Always read and follow wire manufacturer’s
recommended polarity.
5. A. Positive (+) Output Terminal
B. Polarity Changeover Label
C. Negative (–) Output Terminal
D. Red Cable
E. Black Cable
TO ATTACH THE GROUND CABLE WITH CLAMP
1. Insert the bare end of the Ground Cable (53) upward through the hole located at the
rear of the Ground Clamp (52). Then secure the bare end of the Ground Cable to the
Ground Clamp, using the Bolt, Lock Washer, and Nut provided.
(See Figure I.)
2. Insert the Connecting Plug of the Ground Cable (53) into the Ground Terminal and
twist the Connecting Plug to lock it in place. (See Figure I.)
FIGURE H
A
B
C
D
E
FIGURE I
WELDER
(SIDE VIEW)
TORCH CABLE
CONNECTING
PLUG
GROUND TERMINAL
GROUND CABLE WITH CLAMP
(53, 52)
BOLT, LOCK WASHER, NUT

For technical questions, please call 1-800-444-3353;
Troubleshooting section at end of manual. Page 17SKU 93793
TO INSTALL A GAS CYLINDER
WARNING: Maximum cylinder height is 3 feet 3 inches (1m). Maximum
cylinder weight is 88 lb., including gas. NEVER exceed either of these
maximums.
1. CAUTION! Do not use an Argon/Mixed pressure regulator/flow meter with CO2
shielding gas. To use CO2 shielding gas, you must install a CO2 gas pressure
regulator/flow meter (neither one included).
2. Thread the provided straps through the slots on the back of the welder. With
assistance, set the cylinder onto the shelf at the back of the welder. Use the provided
chain to secure the cylinder in place.
3. Secure the cylinder in place with both of the straps.
4. Remove the protective cap from the cylinder. Stand to the side of the cylinder valve,
and open the valve slightly to blow dust and dirt from the valve. Then, close the
valve.
5. Make sure the Flow Adjust on the Pressure Regulator/Flow Meter is turned off. Then,
screw the Pressure Regulator/Flow Meter (not included) firmly onto the cylinder
valve.
6. Attach the Gas Line (2) to the Pressure Regulator/Flow Meter from the Gas Inlet
located on the Back Panel (5) of the Welder.
7. Adjust the flow rate of the gas by turning the Flow Adjust. The typical flow rate is 10-
30 CFH (cubic feet per hour). Make sure to check the Welding Wire
manufacturer’s recommended flow rate.

For technical questions, please call 1-800-444-3353;
Troubleshooting section at end of manual. Page 18SKU 93793
OPERATING INSTRUCTIONS
BEFORE YOU BEGIN WELDING
Good welding requires a high degree of skill and experience. You should practice a
few sample welds on scrap metal before you begin welding your first project. Additional
practice periods are recommended whenever you weld a different thickness of material,
wire, or weld a different type of connection.
DUTY CYCLE (DURATION OF USE)
1. CAUTION! Avoid damage to the Welder by not leaving the unit on for more than the
prescribed duty cycle time.
2. The duty cycle defines the number of minutes, within a 10 minute period, during
which a given Welder can safely produce a particular welding current. For example,
this Welder, with a 18% duty cycle at 140 Amps (setting 6), must be allowed to
rest for at least 8 minutes and 12 seconds after every minute and 48 seconds
of continuous weld at 140 Amps.
(See Figure K.)
3. Failure to carefully observe duty cycle limitations can easily over stress a Welder’s
power generation system, contributing to premature Welder failure.
4. This Welder is equipped with an internal thermal protection system to help prevent
over stressing the unit. When the unit overheats, it automatically shuts down, then
automatically returns to service when it cools down.
NOTE: Once the unit returns to service, follow a more conservative duty cycle routine
to help prevent excess wear to the Welder. (See Figure K.)
FIGURE K

For technical questions, please call 1-800-444-3353;
Troubleshooting section at end of manual. Page 19SKU 93793
SETTING UP THE WELD
WARNING!
Before welding, make sure to read and understand all safety
precautions and warnings discussed on pages 3 through 10.
1. Overload Indicator Light (50): If too much current is drawn from the Welder, the
Overload Protector will activate. The RED Overload Indicator Light will illuminate
and the Welder will automatically turn off until it cools down. If this happens, turn the
Power Switch to its “OFF” position and wait approximately 20 minutes.
(See Figure L.)
2. Wire Speed Control Knob (49): The Scale surrounding the Knob is relative value,
not wire feed speed. (See Figure L.)
3. Voltage Control Knob (55): The Scale surrounding the Knob is relative value, not
voltage. Adjust the Voltage Control Knob based on thickness of metal being welded.
(See Figure L.)
4. If using solid-core wire, connect and secure an Argon/ CO2 gas hose to the rear of
the Welder. (If using flux core wire, protective gas is not required.)
5. Securely clamp the Ground Clamp (52) as close as possible to the metal object to
be welded, or to the metal workbench where the object is mounted and electrically
connected. (See Figure L.)
VOLTAGE CONTROL KNOB
(55)
WIRE SPEED CONTROL KNOB
(49)
OVERLOAD INDICATOR LIGHT
(50)
FIGURE L

For technical questions, please call 1-800-444-3353;
Troubleshooting section at end of manual. Page 20SKU 93793
7. NOTE: The workpieces should be firmly held together and in position while welding.
Use clamps (not included) to hold the workpieces so you can concentrate on the job
at hand. The distance (if any) between the two workpieces must be controlled properly
to allow the weld to hold both sides securely while allowing the weld to penetrate
fully into the joint.
8. Set the desired welding current (35 to 140 amps) for the type of metal being welded,
using the Wire Speed Control Knob (49) and Voltage Control Knob (55).
(See Figure L.)
9. Make sure the Power Switch is in its “OFF” position. Then plug Power Cord of the
Welder into a dedicated, 230 VAC, 25 amp line with delayed action type circuit
breaker or fuse.
10. While holding the Welding Torch (51), with the Welding Wire clearly out of the way of
any grounded objects, turn the Power Switch to its “ON” position.
11. Momentarily squeeze the Trigger (51e) of the Welding Torch (51) to test the wire
feed speed. If necessary, adjust the speed by turning the Wire Speed Control Knob
(49). (See Figure L.)
12. Orient yourself on the area to be welded, then place a Face Shield over your eyes.
WARNING! Never look at the ignited arc without ANSI-approved,
arc-shaded, eye protection in a full face shield. Permanent eye damage
or blindness can occur. Skin burns can occur. Never breathe arc fumes.
(See page 8.)
HOLDING THE WELDING TORCH
13. Hold the Welding Torch (51) in one hand and the face shield in the other. If a hands-
free welding shield is used, then both hands can be used to control the Welding
Torch.
14. The Welding Wire should be directed straight into the joint.
This gives an angle of 90 degrees (straight up and down) for
groove (end to end) welds, and an angle of 45 degrees for
fillet (T-shaped) welds.
15. The end of the Welding Torch should be tilted so that the
Welding Wire is angled anywhere in between straight on and
15 degrees in the direction of the weld. The amount of tilt is
called the “drag angle”. (See Figure M.)
16. The Welding Wire should extend no more than 1/2” past the
Nozzle (51a) of the Welding Torch (51). This distance is called
“stickout”. (See Figure M.)
17. Set the Wire Speed and Voltage Control Knobs (49, 55) to the recommended start
settings as shown in the Weld Settings Chart on the next page. (See Figure N.)
FIGURE M

For technical questions, please call 1-800-444-3353;
Troubleshooting section at end of manual. Page 21SKU 93793
WELD SETTINGS CHART
FIGURE N
Welding Instructions continued on next page.
.gnitteSegatloVsirebmuntsriF .gnitteSdeepSeriWsirebmundnoceS
ehterasecapsehtnihtiwsrebmunehT:ETON -mocer
sgnittesegatlov/deeferiwetamixorppa .ssenkcihtlairetamdnaeziseriwsihtrof*dednem
)leetS(ssenkcihTlaireta
M
"740.-"530."570.-"740."521.-"570."751.-"521."052.-"751.
eziSeriW )leetSdliM,eroCxulF(
"030.
1,12,25,46,57,6
"530.
1,12,34,45,56,6
eziSeriW )leetSdliM,eroCdiloS(
"320.
3,24,36,47,5
"030.
2,23,34,45,56,6
"530.
1,22,33,44,55,6
wohsotdednetniylnositrahcsihT*
lareneg
tnereffidrofdnaseziseriwtnereffidrofsenildiug tsumdnadlewafogninnigebehttadesuebylnodluohssgnittesehT.
lairetamfosessenkciht doogsekatgnidlewreporP.dlewehtgnitcepsniylluferacdnagnippotsretfadetsujdaeb .ecit
carpdnaeuqinhcet
For technical questions, please call 1-800-444-3353;
Troubleshooting section at end of manual. Page 22SKU 93793
18. Squeeze (and hold) the Trigger Switch (51e) of the Welding Torch (51) and stroke
the area to be welded with the Welding Wire to ignite the arc.
A. Never tap the Welding Wire into the welding surface to ignite the arc. This will
cause the Welding Wire to stick to the workpiece.
B. For a narrow weld, you can usually draw the Welding Wire in a steady straight
line. This is called a “stringer bead”.
C. For a wider weld, draw the Welding Wire back and forth across the joint in a
curve. This is called a “weave bead”.
19. NOTE: If too much current is drawn from the Welder, the internal Thermal Overload
Protector will activate. The Overload Indicator Light (50) will illuminate and the
Welder will automatically turn off. If this happens, turn the Power Switch to its “OFF”
position and wait 3 to 5 minutes for the unit to cool down. (See Figure P.)
20. After a few seconds, stop. Switch off the Welder, and check your progress. Compare
your weld’s appearance with the diagrams and descriptions shown in the
“Weld
Diagnosis”
section beginning on page 23. After making any necessary adjustments,
continue the weld while carefully following the DUTY CYCLE guidelines.
(See Figure N.)
Welding Instructions continued on page 25.

For technical questions, please call 1-800-444-3353;
Troubleshooting section at end of manual. Page 23SKU 93793
WELD DIAGNOSIS
EXCESS OR BURN-THROUGH
Weld droops on top and
underneath, or falls through
entirely, making a hole.
PROPER
Weld is visible underneath and
bulges slightly on top.
INADEQUATE
Weld does not contact the joint
fully, just on the surface.
WELD PENETRATION
POSSIBLE CAUSES AND SOLUTIONS
1. Excessive material at weld:
Reduce wire feed speed.
2. Overheating:
Increase welding speed and ensure that
welding speed is kept steady.
POSSIBLE CAUSES AND SOLUTIONS
1. Workpieces too thick/close:
Joint design must allow weld to reach bot-
tom of groove and allow proper welding
procedures.
2. Incorrect welding technique:
Maintain 1/2” or less stickout.
Keep arc on leading edge of weld puddle.
Hold gun at proper angles as stated under
Holding The Torch on page 20.
3. Insufficient weld material:
Increase wire feed speed.
4. Insufficient weld heat:
Reduce Welding Speed.
CROSS SECTIONS
WELD NOT ADHERING PROPERLY
Gaps present between weld and previous bead or
between weld and workpiece. See areas below.
POSSIBLE CAUSES AND SOLUTIONS
1. Dirty workpiece:
Make certain that workpiece is clean and
free from oil, coatings, and other residues.
2. Insufficient weld material:
Increase wire feed speed.
3. Incorrect welding technique:
Place stringer bead at correct place in joint.
Adjust workpiece position or weld angle
to permit proper welding at bottom of work-
piece.
Pause briefly at sides when using a weave
bead.
Keep arc on leading edge of weld puddle.
Hold gun at proper angles as stated under
Holding The Torch on page 20.
CROSS
SECTION
BEND AT JOINT
POSSIBLE CAUSES AND SOLUTIONS
1. Improper clamping:
Make sure that pieces are clamped se-
curely in place.
Make tack welds to help hold pieces.
2. Excessive heat:
Weld a small portion and allow to cool be-
fore proceeding.
Reduce wire feed speed.
Increase weld speed.
CROSS
SECTION

For technical questions, please call 1-800-444-3353;
Troubleshooting section at end of manual. Page 24SKU 93793
CROOKED/WAVY BEAD
POSSIBLE CAUSES AND SOLUTIONS
1. Stickout too long:
Reduce stickout.
2. Inaccurate welding:
Use two hands or rest hand on steady sur-
face.
TOP
VIEW
POROSITY
Small cavities or holes in the bead.
POSSIBLE CAUSES AND SOLUTIONS
1. Stickout too long:
Reduce stickout.
2. Dirty workpiece or welding wire:
Make certain that workpiece and wire are
both clean and free from oil, coatings, and
other residues.
3. Insufficient gas flow at weld:
Increase flow of shielding gas.
4. Dirty nozzle:
Clean nozzle by following the directions
in the cleaning section of this manual.
5. Wrong type of shielding gas:
Use only the correct welding gas for the
application and wire.
TOP
VIEW
EXCESSIVE SPATTER
Spatter that is grainy and large.
Fine spatter is normal.
POSSIBLE CAUSES AND SOLUTIONS
1. Wire feeding too fast:
Reduce wire feed speed.
2. Stickout too long:
Reduce stickout.
3. Dirty workpiece or welding wire:
Make certain that workpiece and wire are
both clean and free from oil, coatings, and
other residues.
4. Insufficient gas flow at weld:
Increase flow of shielding gas.
5. Shielding gas being blown away from
weld area:
Protect the weld area from drafts.
TOP
VIEW
STRIKE TEST
A test weld on a PIECE OF SCRAP can be tested
by using the following procedure.
WEAR ANSI GOGGLES DURING THIS PROCEDURE.
1. After two scraps have been welded to-
gether and the weld has cooled, clamp one
scrap* in a sturdy vise.
2. Stay clear from underneath while you strike
the opposite scrap with a heavy hammer,
preferably a dead-blow hammer.
3. A good weld will deform but not break.
A poor weld will be brittle and snap at the
weld.
*This test WILL damage the weld it is performed
on. This test is ONLY an indicator of weld tech-
nique and is not intended to test working welds.

For technical questions, please call 1-800-444-3353;
Troubleshooting section at end of manual. Page 25SKU 93793
WHEN THE WELD IS COMPLETED
21. Lift the Welding Wire completely away from any grounded object. Set the face shield
down. Then, turn the Power Switch to its “OFF” position.
22. Unplug the Power Cord (54) from the electrical outlet. Then, make sure to set the
Welding Torch (51) on a nonflammable, nonconductive surface.
23. NOTE: A wire brush/hammer (not included) can now be used to clean up the weld.
CAUTION! The weld may still be quite hot, and sparks/chips may fly
when cleaning. Make sure to continue wearing ANSI-approved safety
impact eye goggles and other protective wear when cleaning a weld.
A. The hammer can be used to knock off any excess spatter and to help knock
down any ridges. Make sure not to damage the weld or material when striking it.
B. The wire brush can then be used to help remove oxidation and some fine spatter.

For technical questions, please call 1-800-444-3353;
Troubleshooting section at end of manual. Page 26SKU 93793
INSPECTION, MAINTENANCE, AND CLEANING
1. Periodically open the Access Panel (31) from the unit and, using compressed air,
blow out all dust and debris from the interior.
2. Always store the Welder in a clean, dry, safe location out of reach of children and
other unauthorized people.
3. For optimal weld quality, clean and inspect the Contact Tip (51b) and Nozzle (51a)
before each use, as follows:
NOZZLE INSPECTION, CLEANING, AND REPLACEMENT
1. Turn the Nozzle (51a) counterclockwise while pulling to remove.
2. Scrub the interior of the Nozzle (51a) clean with a wire brush.
3. Examine the end of the Nozzle (51a). The end should be flat and even. If the end is
uneven, chipped, melted, cracked, or otherwise damaged, the Nozzle will adversely
effect the weld and should be replaced.
4. Reinstall the Nozzle (51a) after inspecting and cleaning the Contact Tip (51b).
CONTACT TIP INSPECTION, CLEANING, AND REPLACEMENT
1. Make sure the entire Welding Torch (51) is completely cool before proceeding.
2. Remove the Nozzle (51a) as explained above. Then remove the Contact Tip (51b).
3. Scrub the exterior of the Contact Tip (51b) clean with a wire brush. Check that the
Contact Tip is the proper type for the wire size used.
4. Examine the hole at the end of the Contact Tip (51b) for the following problems:
Shape: The hole should be an even circle, and should not be oblong or have any
bulges in it.
Size: The Contact Tip will decrease in efficiency as the center hole enlarges. A
Contact Tip that measures 150% or more the original size* should be replaced.
(*.045” or more for .030” Tips; .035” or more for .023 Tips.)
5. If any problems are noted with a Contact Tip (51b), it is recommended to have it
replaced.
6. When inspection and maintenance is completed, reinstall the Contact Tip (51b) and
Nozzle (51a).
WARNING!
Before performing any maintenance on the Welder, unplug the
Power Cord (54) from its electrical outlet and allow all components of
the Welder to completely cool.

For technical questions, please call 1-800-444-3353;
Troubleshooting section at end of manual. Page 27SKU 93793
REPLACING THE WELDING TORCH LINER
1. Switch welder off, disconnect power, and discharge electrode to ground before
proceeding.
2. Secure welding wire to the spool, cut it near the spool, and remove it from the torch
and cable.
3. Remove the four Screws (51l) holding the Torch Housings (51j & 51k) together. Set
Housings and Screws aside.
4. Remove the four Screws (15g) that hold the Cable Clamp (15h) in place. Set aside
the Cable Clamp, Screws, and the black sleeve on the liner underneath the cable
clamp.
5. Lay torch cable out straight to allow the cable to twist within the sleeve.
6. Loosen the Fitting at the end of the Liner (51g). Once it is detached, remove the
Liner from the gun end.
7. Install a new Liner and Fitting from the gun end with the end without a Fitting first.
8. Attach the Fitting at the end of the Liner (51g) through the ring at the end of the
Power Cable (51i) and into the Switch Box (51d). Tighten securely.
9. Slide the black sleeve back onto the end of the liner. Reinstall the Cable Clamp
(15h) and Screws (15g). Trim off the Liner that extends past the Clamp.
10. Carefully put the two Torch Housings (51j & 51k) back onto the torch. Make sure
that all torch parts lay back into place properly including the Protective Sleeve (51m),
Head Tube (51c), and Trigger (51e). See Assembly Diagram on page 31. While
all parts are properly in place, use the four screws to reassemble the Torch Housings
(51j, 51k).
11. Check the Torch (51) for carefully for proper operation.
12. Route the Wire as instructed on page 13.
PLEASE READ THE FOLLOWING CAREFULLY
THE MANUFACTURER AND/OR DISTRIBUTOR HAS PROVIDED THE PARTS DIAGRAM IN THIS
MANUAL AS A REFERENCE TOOL ONLY. NEITHER THE MANUFACTURER NOR DISTRIBUTOR MAKES
ANY REPRESENTATION OR WARRANTY OF ANY KIND TO THE BUYER THAT HE OR SHE IS QUALIFIED
TO MAKE ANY REPAIRS TO THE PRODUCT OR THAT HE OR SHE IS QUALIFIED TO REPLACE ANY
PARTS OF THE PRODUCT. IN FACT, THE MANUFACTURER AND/OR DISTRIBUTOR EXPRESSLY STATES
THAT ALL REPAIRS AND PARTS REPLACEMENTS SHOULD BE UNDERTAKEN BY CERTIFIED AND LI-
CENSED TECHNICIANS AND NOT BY THE BUYER. THE BUYER ASSUMES ALL RISK AND LIABILITY
ARISING OUT OF HIS OR HER REPAIRS TO THE ORIGINAL PRODUCT OR REPLACEMENT PARTS
THERETO, OR ARISING OUT OF HIS OR HER INSTALLATION OF REPLACEMENT PARTS THERETO.

For technical questions, please call 1-800-444-3353;
Troubleshooting section at end of manual. Page 28SKU 93793
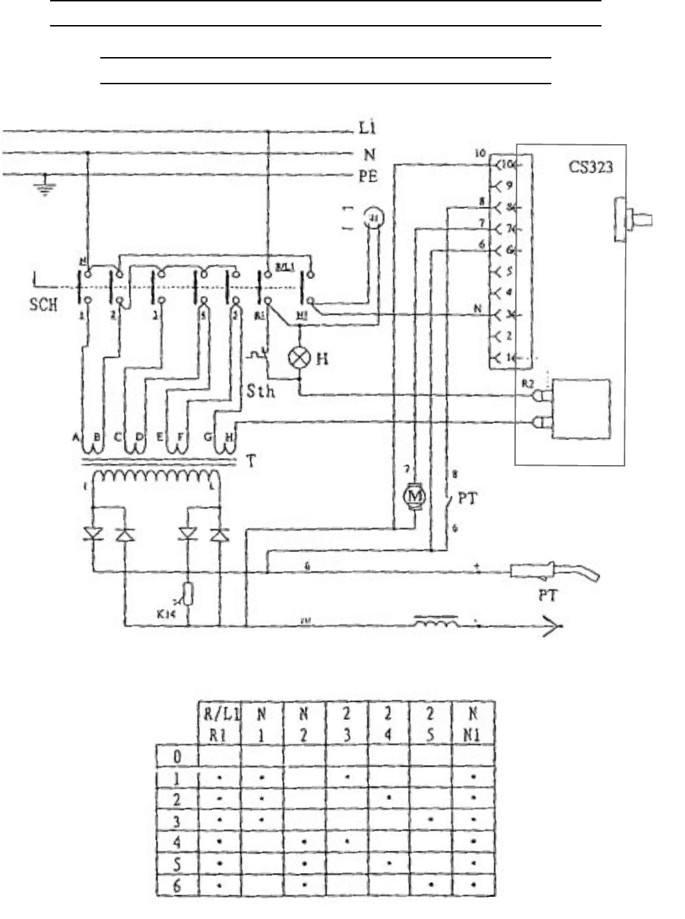
PARTS LISTS AND DIAGRAMS
WIRING SCHEMATIC

For technical questions, please call 1-800-444-3353;
Troubleshooting section at end of manual. Page 29SKU 93793
traPnoitpircseDtraPnoitpircseD
1lenaPediS23hctaL
2eniLsaG33rotcaeRretliF
3niahC43remrofsnarTniaM
53egairraCremrofsnarT
4troppuSelttoBsaG63lenaPmottoB
5lenaPkcaB73retsaC
6troppuSrebbuR83tekcarBhctiwSlamrehT
7lenaPpoT93hctiwSlamrehT
8egniH0
4tekcarBelxA
9rehsaWrebbuR14niPrettoC
018M,tuN24rehsaW
11lenaPrennI34leehW
21naF44elxA
31elxAloopS.bl0154eldnaH
41pilCloopS.
bl0164tekcoSeldnaHthgiR
51 msinahceMdeeFeriW
)61&,j51-a51strapsedulcni(
74temmorG
84temmorG
a51mrAgniwS94bonKlortn
oCdeepSeriW
b51bonKgnitsujdAnoisneT05thgiLrotacidnIdaolrevO
c51mrAgninoisneT15ylbmessAelbaC/hcroTgnidleW
d51gni
rpSnoisneTa15elzzoN
e51rehsuPnoisneTb15)mm8.(piTtcatnoC
f51redaeLdeeFeriWc15ebuTdaeH
g51wercSd15xoBhctiwS
h51pmalCelb
aCe15reggirT
i51tekcarBrelloRdeeFf15hctiwSlortnoC
j51wercSg15gnittiFdnareniL
61)mm8.0&6.0(leehWdeeFeriWh15)etihw(es
oHsaG
71bonKi15)kcalb(elbaCrewoP
81rehsaWreppoCj15gnisuoHhcroTthgiR
91rehsaWk15gnisuoHhcroTtfeL
02rehsaWgnitalusnIl1
5wercS
12rehsaWgnitalusnIm15eveelSevitcetorP
22rehsaWreppoC25pmalCdnuorG
328M,tuNreppoC35elbaCdnuorG
42rehsaW45droCeni
L
528M,tloBreppoC55bonKlortnoCegatloV
62piTelbaC65piTelbaC
72kcaRreifitceR75lenaPtnorF
8252x01M,tloB85tekcoSeldnaHtfe
L
92rehsaWkcoL95lortnoCegatloV
03rehsaW06draoBtiucriC
13lenaPsseccA16tekcarBdraoBtiucriC
PARTS LIST

For technical questions, please call 1-800-444-3353;
Troubleshooting section at end of manual. Page 30SKU 93793
NOTE: Some parts are listed and shown for
illustration purposes only and are not avail-
able individually as replacement parts.
ASSEMBLY DIAGRAM

For technical questions, please call 1-800-444-3353;
Troubleshooting section at end of manual. Page 31SKU 93793
Wire Feed Mechanism (15)
15d
15e
15c
15a
15f
16
15i 15j
15h
15g
15b
ASSEMBLY DIAGRAM (CONTINUED)

IMPORTANT!
Be CERTAIN to shut off the Welder, disconnect it from power, and discharge the torch to
ground before adjusting, cleaning, or repairing the unit.
SKU 93793 For technical questions, please call 1-800-444-3353. Page 32
If the steps above do not solve the problem or if the repairs involved are too
complex, contact a qualified technician.
TROUBLESHOOTING
WIRE FEED MOTOR RUNS BUT WIRE DOES NOT FEED
PROPERLY
POSSIBLE CAUSES AND SOLUTIONS
1. Insufficient wire feed pressure:
Increase wire feed pressure properly - follow instructions on page 13-14.
2. Incorrect wire feed roll size:
Replace with the proper one - follow the
Wire Spool
instructions on page 12.
3. Damaged torch, cable, or liner assembly:
Have a qualified technician inspect these parts and replace as necessary.
WIRE CREATES A BIRDS NEST DURING OPERATION
POSSIBLE CAUSES AND SOLUTIONS
1. Excess wire feed pressure:
Adjust wire feed pressure properly - follow instructions on page 13-14.
2. Incorrect contact tip size:
Replace with the proper tip for the wire size used.
3. Gun end not inserted into drive housing properly:
Loosen gun securing bolt and push gun end into housing just enough so that it does
not touch wire feed mechanism.
4. Damaged liner:
Have a qualified technician inspect and repair/replace as necessary.
WELDING ARC NOT STABLE
POSSIBLE CAUSES AND SOLUTIONS
1. Wire not feeding properly:
See first
Troubleshooting
section above.
2. Incorrect contact tip size:
Replace with the proper tip for the wire size used.
3. Incorrect wire feed speed:
Adjust wire feed speed to achieve a more stable arc.
4. Loose torch cable or ground cable:
Check to ensure that all connections are tight.
5. Damaged torch or loose connection within torch:
Have a qualified technician inspect and repair/replace as necessary.

IMPORTANT!
Be CERTAIN to shut off the Welder, disconnect it from power, and discharge the torch to
ground before adjusting, cleaning, or repairing the unit.
SKU 93793 For technical questions, please call 1-800-444-3353. Page 33
If the steps above do not solve the problem or if the repairs involved are too
complex, contact a qualified technician.
WELDER DOES NOT FUNCTION WHEN SWITCHED ON
POSSIBLE CAUSES AND SOLUTIONS
1. Tripped thermal protection device:
Shut the welder’s switch to off and allow it to cool for at least 20 minutes.
Reduce duration or frequency of welding periods to help reduce wear on the welder.
Refer to
Duty Cycle
section on page 18.
2. Faulty or improperly connected Control Switch (51f):
Have a technician check and secure/replace Control Switch (51f).
3. Internal fuse blown:
Have a qualified technician check/replace.
TROUBLESHOOTING (continued)
WEAK ARC STRENGTH
POSSIBLE CAUSES AND SOLUTIONS
1. Incorrect line voltage:
Check the line voltage and, if insufficient, have a licensed electrician remedy the situa-
tion.
WIRE FEEDS, BUT ARC DOES NOT IGNITE
POSSIBLE CAUSES AND SOLUTIONS
1. Improper ground connection:
Make certain that the workpiece is contacted properly by the Ground Clamp and that
the workpiece is properly cleaned near the ground clamp and the welding location.
2. Improperly sized or excessively worn Contact Tip (51b):
Verify that Contact Tip (51b) is the proper size for the welding wire used. Check that the
hole in the tip is not deformed or enlarged. Also, check that the tip is not dirty; this would
prevent a good connection. If needed, replace Contact Tip (51b) with proper size and
type.

IMPORTANT!
Be CERTAIN to shut off the Welder, disconnect it from power, and discharge the torch to
ground before adjusting, cleaning, or repairing the unit.
SKU 93793 For technical questions, please call 1-800-444-3353. Page 34
If the steps above do not solve the problem or if the repairs involved are too
complex, contact a qualified technician.
Harbor Freight Tools Co. makes every effort to assure that its products meet high quality and durability standards,
and warrants to the original purchaser that for a period of ninety days from date of purchase that the torch,
liner, wire feed mechanism (if applicable), welding clamps, electrode holders, cables and accessories packed
with the welder are free of defects in materials and workmanship. This Limited 1 Year/90 Day Warranty shall
not apply to consumable parts such as tips, welding wire, and gas nozzles. Harbor Freight Tools also
warrants to the original purchaser, for a period of one year from date of purchase, that the transformer and
rectifier are free from defects in materials and workmanship. This warranty does not apply to damage due
directly or indirectly to misuse, abuse, negligence or accidents; repairs or alterations outside our facilities; or to
lack of maintenance. We shall in no event be liable for death, injuries to persons or property, or for incidental,
contingent, special or consequential damages arising from the use of our product. Some states do not allow
the exclusion or limitation of incidental or consequential damages, so the above limitation of exclusion may not
apply to you. THIS WARRANTY IS EXPRESSLY IN LIEU OF ALL OTHER WARRANTIES, EXPRESS OR
IMPLIED, INCLUDING THE WARRANTIES OF MERCHANTABILITY AND FITNESS.
To take advantage of this warranty, the product or part must be returned to us with transportation charges
prepaid. Proof of purchase date and an explanation of the complaint must accompany the merchandise. If our
inspection verifies the defect, we will either repair or replace the product at our election or we may elect to
refund the purchase price if we cannot readily and quickly provide you with a replacement. We will return
repaired products at our expense, but if we determine there is no defect, or that the defect resulted from
causes not within the scope of our warranty, then you must bear the cost of returning the product.
This warranty gives you specific legal rights and you may also have other rights which vary from state to state.
3491 Mission Oaks Blvd. • PO Box 6009 • Camarillo, CA 93011 • (800) 444-33533491 Mission Oaks Blvd. • PO Box 6009 • Camarillo, CA 93011 • (800) 444-3353
3491 Mission Oaks Blvd. • PO Box 6009 • Camarillo, CA 93011 • (800) 444-33533491 Mission Oaks Blvd. • PO Box 6009 • Camarillo, CA 93011 • (800) 444-3353
3491 Mission Oaks Blvd. • PO Box 6009 • Camarillo, CA 93011 • (800) 444-3353
LIMITED 1 YEAR/90 DAY WARRANTY
TROUBLESHOOTING (continued)
WIRE FEEDS, BUT SHIELDING GAS DOES NOT FLOW
POSSIBLE CAUSES AND SOLUTIONS
1. Empty Gas Cylinder:
Check gas cylinder.
2. Nozzle Plugged:
Clean nozzle. If damaged, replace.
3. Regulator or cylinder valve closed:
Make sure both valves are adjusted properly.
4. Gas line blocked:
Check external hose, and hose within Torch cable.
5. Gas solenoid broken or not connected properly:
Have a qualified technician check/replace.
WARRANTY