Honeywell Power Supply Hp40Ulacm4Cb Users Manual 52898
HP40ULACM4CB to the manual 88d1911a-7b8f-460a-8973-ecccd2db9fe5
2015-01-23
: Honeywell Honeywell-Honeywell-Power-Supply-Hp40Ulacm4Cb-Users-Manual-261729 honeywell-honeywell-power-supply-hp40ulacm4cb-users-manual-261729 honeywell pdf
Open the PDF directly: View PDF
.
Page Count: 10

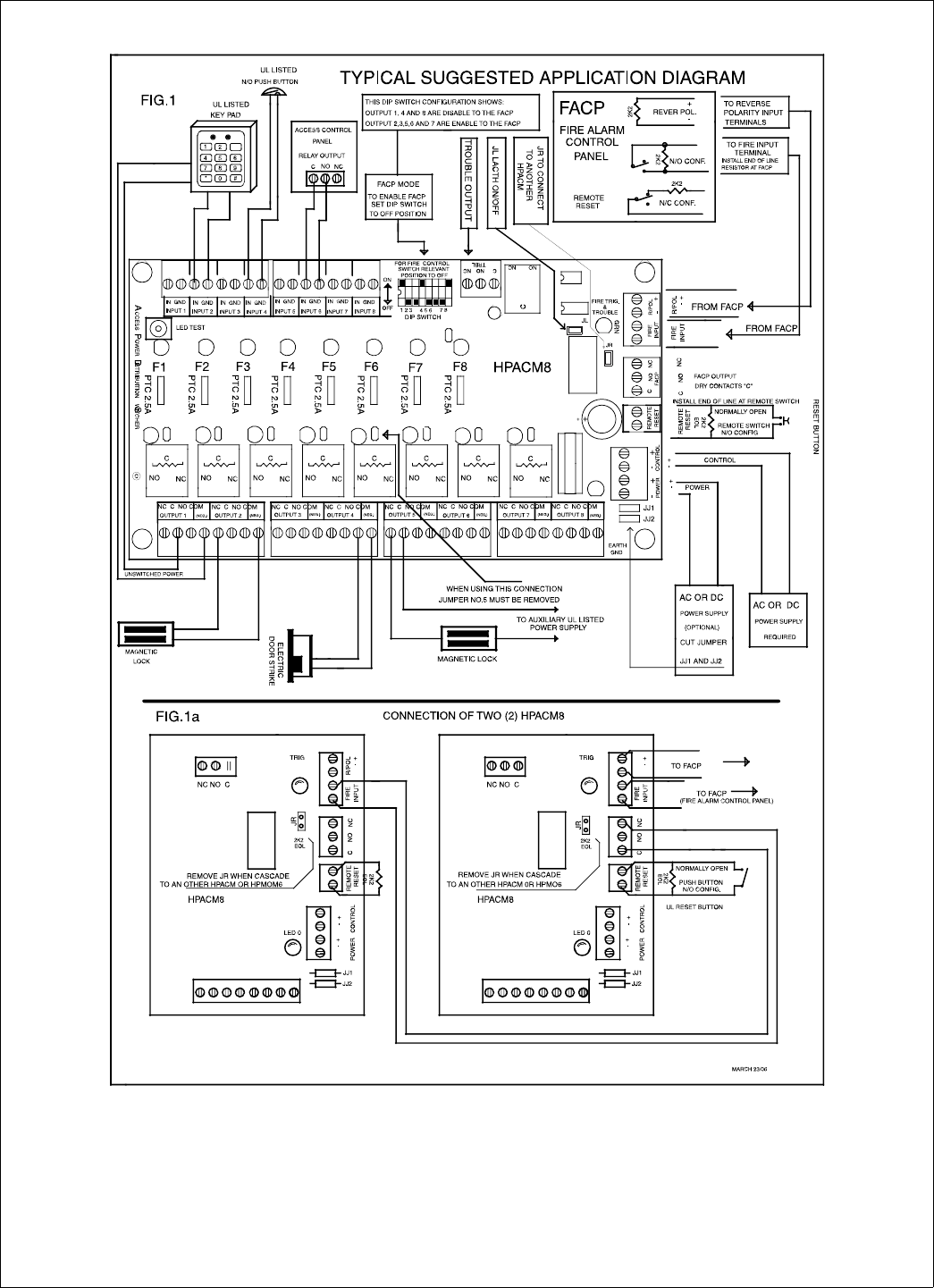
•HP400ULACM4CB •HP400ULACM8CB
Access Control Power Supply/Charger with Controller
PN 52898:A 4/05/06 ECN 06-221
Honeywell
12 Clintonville Road
Northford, CT 06472-1610
http://www.honeywellpower.com
Product Installation Document
This product follows under the UL1481 Fire Alarm Systems, UL603 Burglary Alarm Systems and UL294 Access Control
Systems. The HP400ULACM4 and HP400ULACM8 units are to be installed in a fail safe mode unless authorized by the
local AHJ. This product must be installed in compliance with Article 760 of the National Electrical Code, NFPA70, as
well as NAPA72 National Fire Alarm Code and all applicable local codes.
1 Description
The HP400ULACM4 and the HP400ULACM8 are 12VDC or 24VDC power supplies with HPACM4/8 access power
controllers to be used with Card Access Systems. They provide 12/24VDC through 4 or 8 independently controlled
power-limited PTC protected outputs. They accept inputs from open collector sink or Normally Open (NO) dry contacts
from UL listed security devices such as keypads, card readers, access control systems, PIR’s and Push Button Delays.
Outputs from the HPACM4 and HPACM8 can switch power on or off at 12 or 24VAC/DC. Each output can be configured
to respond to FACP input. The outputs can also be individually selected as isolated dry contacts (Form “C” configuration).
The HPACM4 and HPACM8 can be configured for common power, which means the same supply drives both output
power and control board power or alternatively, dual power input, which separates control board and output power. These
units have not been evaluated for elevator equipment and are not authorized for bell output in Mercantile applications.
2 Specifications
A) Power Supply Board
1. Input voltage: 120VAC 60Hz; Current: 2.50A max.
2. Output Voltage: 12VDC or 24VDC, jumper selectable; Current: 4.0A continuous output maximum, 3.5A plus battery
charger (DC output not supervised).
3. Fail safe dry contact output on AC Failure (within one minute).
4. Built-in charger for sealed lead acid or gel cell type batteries.
5. Instantaneous transfer to stand-by battery on AC failure.
6. Battery presence detection (within 1 minute).
7. Battery low disconnect at 9.90VDC or 19.90VDC.
8. High voltage disconnect at 15VDC or 30VDC.
9. Yellow LED (L3) indication for battery disconnected and battery low.
10. Fail safe dry contact output for Battery trouble (Fail Safe).
11. Battery polarity reversal protection.
12. Thermal overload and short circuit protection.
13. DC output PTC activated indication by Red LED (L2).
14. DC output failure indication by Red LED ( L4 ).
15. AC presence indication by Green LED ( L1 ).
16. DC output indication by Red LED ( L5 ).
17. Battery Leads included.
18. Power Board Dimensions: 6.2”L x 4.7”W x 2.5”H.
19. Enclosure Dimension: 17”L x 13.5”W x 4.75”H. Accommodates two 12 Volt 12AH batteries. When using
larger batteries, a UL approved enclosure must be used.
B) Access Power Controller Board
1. Input
Continued on next page...

2 HP400ULACM4/8CB Installation Document P/N 52898:A 4/05/06
• Power supply input 12 or 24 VAC/VDC.
• Common Power supply as shipped or dual power supply by cutting links JJ1 and JJ2
• Max. Controller power consumption;
– HPACM4 200mA at 12VDC, 187mA at 24VDC.
– HPACM8 379MA at 12VDC, 288mA at 24VDC
2. Outputs
• 4 or 8 independent Fail Safe or Fail Secure Normally Open (NO) or open collector sink (not supervised).
• Individually selected outputs for isolated dry contacts by removing J1 through J4,(J8)
• Individually selected outputs programmable by dip switch to follow FACP input.
• Each PTC protected output rated 2.5A @ 23C with a maximum of 2.0A @ 49C
• Automatic Yellow LED status indication of activated PTC.
• Test push button lights Yellow LED’s to verify their operation.
• Red LED individual indication for each energized relay output
3. Fire Alarm Control Panel Input
• Polarity reversing input (REV/POL).
• Normally open (NO) or normally closed (NC) supervised input with 2.2K Ohm (EOL) resistor.
• Engineering Reset (Optional) normally open (NO) or normally closed (NC) input with 2.2 K Ohm (EOL) resistor.
4. Alarm Outputs
• Alarm outputs are Fail Safe (not supervised).
• When FACP activation occurs dry contacts activated.
• Green LED indication when FACP is activated.
• Dry contacts output for power failure to the HPACM4 and HPACM8.
5. Board Dimensions
• HPACM4 -- 5.9” L x 4.5” W x 1.25” H (15 cm L x 11.43 cm W x 3.175 cm H).
• HPACM8 -- 8” L x 4.5” W x x1.25” H (20.32 cm L x 11.43 cm x 3.175 cm H)
3 Installation Instructions
1. Mounting
The power supply should be installed in accordance with all Governing National Electrical and Local Codes. Mount the
power supply securely in the desired location using the four (4) mounting holes.
2. Power Supply Input Connection
Before connecting power review the entire wiring diagram for correct installation (see Fig. 1). With the AC power
disconnected, connect 120VAC to the Fuse Block as follows; L=Black (HOT), N=WHITE (Neutral), G=GREEN
(Ground). Select the output voltage 12VDC or 24VDC using Jumper J1 of the Power Board J1 OFF=12VDC, J1
ON=24VDC. Voltage is Factory set and Re-Adjusting will void Warranty.
The HPACM4/8 controller board can be powered with one common supply (as factory wired) which will enable it to drive
the controller board and output devices, or with two (2) individual power supplies, one for the controller and one for the
devices. See Fig. 1
a) Single Power Supply (Factory Wired) - Connect the power supply (+) positive to “CONTROL” terminal (+) and
power supply (-) negative to the “CONTROL” terminal (-). T
b) Dual Power Supply - For the controller board power supply, connect the power supply (+) positive to
“CONTROL” terminal (+) and power supply (-) negative to the “CONTROL” terminal (-). For the second power
supply, connect the power supply (+) to the “POWER” terminal (+) and the power supply (-) negative to the
“POWER” terminal (-). Cut links JJ1 and JJ2.
3. Input Trigger Connections
Continued on next page...

HP400ULACM4/8CB Installation Document P/N 52898:A 4/05/06 3
a) For Open Collector activations connect the open collector to the “IN” terminal and negative to the “GND”
terminal.
b) For dry contact activation connect NO to “IN” terminal and C to “GND” terminal.
4. Output Connections
There are (4 or 8) individually configurable outputs possible: Switched Normally Open (NO), Switched Normally Closed
(NC), Switched Isolated (“Form C”) dry contacts and Un-switched continuous power output:
a) Switched Normally Open (NO) / Switched Normally Closed (NC) - Connect the negative (-) lead of the device
to the “COM” terminal. Connect the positive (+) lead of the device to the “NC” terminal for Fail Safe operation or to
the “NO” terminal for Fail Secure operation.
b) Switched Isolated Form “C” dry contacts - Connect the negative (-) of the auxiliary power supply directly to the
device, connect the (+) lead of the auxiliary power supply to the “C” terminal. Connect the positive (+) of the device
to “NC” terminal for Fail Safe operation. Connect the positive (+) of the device to the “NO” terminal for Fail Secure
operation. To program this feature the relevant output jumper (J1 to J4/J8) must be removed.
c) Un-switched continuous power output - Connect the positive (+)of the device to the “C” terminal and the
negative(-) to the “COM” terminal. In this configuration, fused power output is delivered to the devices not intended
to be affected by the Controller Board.
d) FACP input programming - To have relay activation follow FACP input place the dip switch corresponding to
the desired relay to the “OFF” position. In the “ON” position, the relay will not be affected by FACP input
5. Fire Alarm Interface
Normally Open (NO), Normally Closed (NC) input or polarity reversal (R/POL) input from the FACP are available to
trigger the HPACM4 and HPACM8 operation. Connect the positive (+) and negative (-) from the FACP to the “R/POL”
terminals observing polarity, (polarity is referenced in alarm condition) or connect the NO or NC from the FACP output to
the “FIRE INTRFC” terminals. Install the 2.2K Ohm (EOL) resistor provided at the FACP as shown in Fig 1 to supervise
this connection.
6. Engineering Reset Input
This option is available when the jumper JL is removed. This will cause the HPACM4 and HPACM8 to latch upon
receiving an alarm condition from the FACP. With this option in place and when the FACP resets, the unit will only reset
by activating the “RESET” circuit.
a) JL ON will cause the unit to follow the status of the FACP. Connect 2.2K Ohm resistor to the “RESET” terminals.
b) JL OFF will cause the unit to latch ON until manually reset. Install the 2.2K Ohm (EOL) resistor provided at a
Key Switch or Push Button to perform this manual reset operation and to supervise this connection as shown in Fig 1.
7. Alarm/Trouble Output
a) TRBL: When DC Power fails or PTC activates this will cause the dry contact “Form C” relay to de-energize.
b) FACP: When the FACP activates this will cause the dry contact “Form C” relay to de-energize.
8. Cascade Connection
Two (2) or more HPACM4 or HPACM8 units can be connected together as follows; Connect the FACP relay C and NC
terminals from the 1st unit to the “FIRE INPUT” of the 2nd unit (not polarity sensitive) and remove jumper JR of the 1st
unit. If a 3rd HPACM4 or HPACM8 is used, JR must be removed from 2nd unit and so on for each new addition. See Fig.
1a.
9. Power Board Connections
Connect the “AC Fail” output “Form C” dry contacts to the monitoring device. In case of AC loss the relay, which is Fail
Safe, will de-energize within one (1) minute. Connect the Battery Fail output “Form C” dry contacts to the monitoring
device. If a Battery is not connected or improperly connected, the Yellow LED (L3) will turn ON within one (1) minute
and the Battery Fail output relay, which is Fail Safe, will de-energize.
10. Power Up
Continued on next page...

4 HP400ULACM4/8CB Installation Document P/N 52898:A 4/05/06
When all wiring is complete and checked, switch ON the AC Power. The Green Led (L1) will come ON indicating AC
presence and the AC relay will be energized. Connect Battery observing the correct polarity. For 24VDC use the battery
link provided to connect the two (2) 12 Volt Batteries in series. Secure the enclosure with the 4 screws and with the Key
Lock provided.
NOTE: For UL603 or UL294 applications use a Tamper Switch (Catalog number HPVM3 available separately), and
included enclosure key lock. Connect the tamper switch NC outputs to monitoring device to notify of enclosure tampering.
4 LED Indication
5 Maintenance
This unit should be tested at least once a year to verify correct operation in accordance with the following
recommendations;
Output Voltage Test - Voltage output should be tested under normal load conditions to verify correct levels.
Battery Test - Battery should be checked for full charge under normal load conditions. This check should verify correct
voltage at both battery terminals and also at the Battery output point on the board to ensure the integrity of all connecting
wiring. It is recommended to replace the battery at least every 4 years.
LED Test (Distribution Board only) – Verify yellow LED operation by pushing LED test button. All yellow LED’s
should illuminate.
!
WARNING: To reduce risk of electric shock, do not expose unit to rain or excess moisture, and disconnect
power before servicing unit.
For continuous protection against hazard, replace fuses only with exact type and rating. A readily accessible
switched circuit breaker must be available to disconnect main power as required. All 120V wiring should be routed
so that it cannot touch 24V wiring; minimum spacing 3/8” (0.953mm). Installation and servicing should only be
made by qualified personnel; contains no user-serviceable parts. Install in accordance with all local regulations
and the National Electrical Code.
LED Number Power Board (status when lit)
L1 Green LED - AC present
L2 Red LED - PTC activated
L3 Battery low or disconnected
L4 Red LED - DC power failure
L5 Red LED - DC output present
LED Number Distribution Board (staus when lit)
L1 - L4 Red LED - Relay enerized
L10 Green LED - FACP alarm activated
L11 - L14 Yellow LED - PTC activated
Continued on next page...

HP400ULACM4/8CB Installation Document P/N 52898:A 4/05/06 5
6Battery Stand-By Mode Specification Charts
Output Battery
Capacity STBY/ALRM 4Hr Stand-By
15Mins/ALRM 24Hr Stand-By
15Mins/ALRM 60Hr Stand-By
5Mins/ALRM
12Ah-12V STBY 2.00A N/A N/A
ALRM 3.50A N/A N/A
17Ah-12V STBY 2.00A 200mA N/A
ALRM 3.50A 2.00A N/A
55Ah-12V STBY 3.50A 1.50A 300mA
ALRM 3.50A 3.50A 3.50A
12Ah-24V STBY 2.00A N/A N/A
ALRM 3.50A N/A N/A
17Ah-24V STBY 2.00A 200mA N/A
ALRM 3.50A 2.00A N/A
55Ah-24V STBY 3.50A 1.50A 300mA
ALRM 3.50A 3.50A 3.50A
UL Listing UL294
UL603
UL294
UL603
UL1481
UL1481
Continued on next page...

6 HP400ULACM4/8CB Installation Document P/N 52898:A 4/05/06
Continued on next page...

HP400ULACM4/8CB Installation Document P/N 52898:A 4/05/06 7
Continued on next page...

8 HP400ULACM4/8CB Installation Document P/N 52898:A 4/05/06
Continued on next page...

HP400ULACM4/8CB Installation Document P/N 52898:A 4/05/06 9
For additional information:
• Visit our website at http://www.honeywellpower.com
• Contact Technical Support at 1(877) HPP-POWR
• E-mail us at hpp_techserv@honeywell.com

10 HP400ULACM4/8CB Installation Document P/N 52898:A 4/05/06
Notes