ICP C9MPD050F12C1 User Manual 90+ SINGLE STAGE GAS FURNACE Manuals And Guides L0601175
ICP Furnace/Heater, Gas Manual L0601175 ICP Furnace/Heater, Gas Owner's Manual, ICP Furnace/Heater, Gas installation guides
User Manual: ICP C9MPD050F12C1 C9MPD050F12C1 ICP 90+ SINGLE STAGE GAS FURNACE - Manuals and Guides View the owners manual for your ICP 90+ SINGLE STAGE GAS FURNACE #C9MPD050F12C1. Home:Heating & Cooling Parts:Icp Parts:Icp 90+ SINGLE STAGE GAS FURNACE Manual
Open the PDF directly: View PDF
.
Page Count: 62

90 SingleStage
CategoryIVFurnace
N9MP1 & N9MP2
*9MPD *Denotes Brands (C, H, T)
FANASSISTED,DIRECTOR
NON-DIRECTVENTGASFURNACE
SAFETY REQUIREMENTS
Recognize safety information. This is the safety- alert symbolZ_. When you see this symbol on the furnace and in instructions manuals be alert to
the potential for personal injury.
Understand the signal words DANGER, WARNING, or CAUTION. These words are used with the safety-alert symbol. DANGER identifies the
most serious hazards, those that will result in severe personal injury or death. WARNING signifies a hazard that could result in personal injury or
death. CAUTIONis used to identify unsafe practices that could result in minor personal injury or product and property damage. Note is used to
highlight suggestions that will result in enhanced installation, reliability, or operation.
Installing and servicing heating equipment can be hazardous due to gas and electrical components. Only trained and qualified personnel should
install, repair, or service heating equipment.
Untrained service personnel can perform basic maintenance functions such as cleaning and replacing air filters. All other operations must be
performed by trained service personnel. When working on heating equipment, observe precautions in the literature, on tags, and on labels attached
to or shipped with the unit and other safety precautions that may apply.
Follow all safety codes. In the United States, follow all safety codes including the current edition National Fuel Gas Code (NFGC) ANSI
Z223.1-2002/NFPA No. 54-2002. In Canada, refer tothecurrent edition of the National Standard of Canada Natural Gas and Propane Installation
Code (NSCNGPIC) CSA B149.1-05. Wear safety glasses and work gloves. Have fire extinguisher available during start-up and adjustment
procedures and service calls.
These instructions cover minimum requirements and conform to existing national standards and safety codes. In some instances, these instructions
exceed certain local codes and ordinances, especially those that may not have kept up with changing residential construction practices. We require
these instructions as a minimum for a safe installation.
International Comfort Products, LLC
Lewisburg, TN 37091 U.S.A.
Table of Contents
INSTALLER: Affix these instructions
on or adjacent to the furnace.
CONSUMER: Retain these
instructions for future reference.
1. SafeInstallationRequirements................. 3
2. Installation ................................ 4
3. Combustion & Ventilation Air .................. 8
4.Vent & Combustion Air Piping ................ 12
5. GasSupply and Piping ...................... 30
6. Electrical Wiring ........................... 37
7. Ductwork and Filter ........................ 37
8. Checks and Adjustments .................... 39
9. Furnace Maintenance ....................... 42
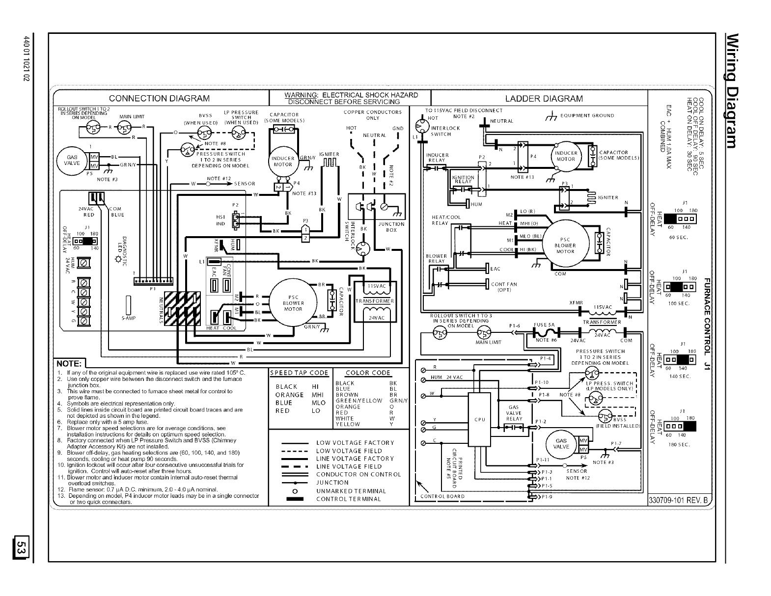
10. Sequence of Operation & Diagnostics .......... 44
11. Concentric Vent Termination ................. 45
Tech Support and Parts ........................ 47
ELECTRIC SHOCK HAZARD
Failure to follow safety
warnings exactly could result
in serious injury and/or death.
Turn Off All Power Before
Servicing.
CARBON MONOXIDE POISONING AND FIRE
HAZARD.
Failure to follow safety warnings exactly could
result in serious injury, death, and/or property
damage.
This furnace is not designed for use in mobile
homes, trailers or recreational vehicles.
PrintedinU.S.A. 11/28/2005 440 01 1021 (02)

START-UP CHECK SHEET
For 90+ Furnace
(Keep this page for future reference)
Dealer Name:
Address:
City, State(Province), Zip or Postal Code:
Business Card Here
Phone:
Owner Name:
Address:
City, State(Province), Zip or Postal Code:
Model Number:
Serial Number:
Type of Gas: Natural: [_ LP: [_
Which blower speed tap is used?
(Heating) (Cooling).
Temperature of Supply Air: (°F) or(°C)
Temperature of Return Air: (°F)__.or(°C).
Rise (Supply Temp.-Return Temp.): (°F) or(°C)__
Filter Type and Size:
Fan "Time ON" Setting:.
Fan "Time OFF" Setting:
Manual Gas Shut-Off Upstream
of Furnace/Drip- Leg?
Condensate Drain Connected?
YES [_
YES [_
Condensate Drain Trapped? YES [_
NOE_I
NO
NO
Transition Pressure switch hose relocated for U/D/H
Application? YES [_ NO [_
Blower Speed Checked? YES [_ NO [_
All Electrical Connections Tight? YES [_
Gas Valve turned ON? YES [_ NO [_
NOE_I
Measured Line Pressure When Firing Unit:
Calculated Firing Rate:(See Checks and Adjustments Sec-
tion).
Temperature Rise (supply-return temperature):(°F)__
Measured Manifold Gas Pressure:
Static Pressure (Ducts): Supply Air Return
Date of Start-Up:
CO?
CO2 ?
Dealer Comments:
E_ 44001102102

1. Safe Installation Requirements
FIRE, EXPLOSION, AND ASPHIXIATION HAZARD
Improper adjustment, alteration, service,
maintanence or installation could cause death,
personal injury and/or property damage.
Installation or repairs made by unqualified persons
could result in hazards to you and others.
Installation MUST conform with local codes or, in
the absence of local codes, with codes of all
governmental authorities havingjurisdiction.
The information contained in this manual is
intended for use by a qualified service agency that
is experienced in such work, is familiar with all
precautions and safety procedures required in
such work, and is equipped with the proper tools
and test instruments.
•This furnace is NOT approved for installation in mo-
bile homes, trailers or recreation vehicles.
• Seal around supply and return air ducts.
• Install correct filter type and size.
• Unit MUST be installed so electrical components are pro-
tected from direct contact with water.
Safety Rules
Your unit is built to provide many years of safe and dependable
service providing it is properly installed and maintained. However,
abuse and/or improper use can shorten the life of the unit and
create hazards for you, the owner.
A, The U.S. Consumer Product Safety Commission encourages
installation of carbon monoxide alarms. There can be various
sources of carbon monoxide in a building or dwelling. The
sources could be gas-fired clothes dryers, gas cooking
stoves, water heaters, furnaces, gas-fired fireplaces, wood
fireplaces.
NOTE: This furnace is design-certified by the CSA International
(formerly AGA and CGA) for installation in the United States and
Canada. Refer to the appropriate codes, along with this manual,
for proper installation.
Use only the Type of gas approved for this furnace (see
Rating Plate on unit). Overfiring will result in failure of heat
exchanger and cause dangerous operation. (Furnaces
can be converted to L.R gas with approved kit.)
Install this furnace only in a location and position as speci-
fied in "2. Installation"of these instructions.
• Provide adequate combustion and ventilation air to the fur-
nace as specified in "3. Combustion and Ventilation Air" of
these instructions.
Carbon monoxide can cause serious bodily injury and/or
death. Carbon monoxide or "CO" is a colorless and odorless
gas produced when fuel is not burned completely or when the
flame does not receive sufficient oxygen.
Therefore, to help alert people of potentially dangerous ca rbon
monoxide levels, you should have a commercially available
carbon monoxide alarm that is listed by a nationally recog-
nized testing agency in accordance with Underwriters Labora-
tories Inc. Standard for Single and Multiple Station Carbon
Monoxide Alarms, ANSI/UL 2034 or the CSA 6.19-01 Resi-
dential Carbon Alarming Devices installed and maintained in
the building or dwelling concurrently with the gas- fired furnace
installation (see Note below). The alarm should be installed as
recommended by the alarm manufacturer's installation in-
structions.
Combustion products must be discharged outdoors. Con-
nect this furnace to an approved vent system only, as spe-
cified in "4. Vent and Combustion Air Piping" of these
instructions.
Never test for gas leaks with an open flame. Use a com-
mercially available soap solution made specifically for the
detection of leaks to check all connections, as specified in
"6. Gas Supply and Piping, Final Check"of these instruc-
tions.
Always install furnace to operate within the furnace's in-
tended temperature-rise range with a duct system which
has an external static pressure within the allowable range,
as specified in "Technical Support Manual" of these in-
structions. See furnace rating plate.
When a furnace is installed so that supply ducts carry air
circulated by the furnace to areas outside the space con-
taining the furnace, the return air shall also be handled by a
duct(s) sealed to the furnace casing and terminating out-
side the space containing the furnace.
A gas-fired furnace for installation in a residential garage
must be installed as specified in "2. Installation"of these
instructions.
44001 102102
This furnace is not to be used for temporary heating of
buildinq.s or structures under construction.
B, There can be numerous sources of fire or smoke in a building
or dwelling. Fire or smoke can cause serious bodily injury,
death, and/or property damage. Therefore, in order to alert
people of potentially dangerous fire or smoke, you should have
fire extinguisher and smoke alarms listed by Underwriters Lab-
oratories installed and maintained in the building or dwelling
(see Note below).
Note: The manufacturer of your furnace does not test any alarms
and makes no representations regarding any brand or type
of alarms.
C. To ensure safe and efficient operation of your unit, you should
do the following:
1. Thoroughly read this manual and labels on the unit. This
will help you understand howyour unit operates and the haz-
ards involved with gas and electricity.
Do not use this unit if any part has been under water. Im-
mediately call a qualified service technician to inspect the unit
and to replace any part of the control system and any gas con-
trol which has been under water.
Never obstruct the vent grilles, or any ducts that provide
air to the unit. Air must be provided for proper combustion
and ventilation of flue gases. C21

FrozenWater PipeHazard
WATER DAMAGE TO PROPERTY HAZARD
Failure to protect against the risk of freezing may
result in property damage.
Do not leave your home unattended for long periods
during freezing weather without turning off water
supply and draining water pipes or otherwise
protecting against the risk of frozen pipes and
resultant damage.
Your furnace is designed solely to provide a safe and comfortable
living environment. The furnace is NOT designed to ensure that
water pipes will not freeze. It is equipped with several safety de-
vices that are designed to turn the furnace off and prevent it from
restarting in the event of various potentially unsafe conditions.
If your furnace remains off for an extended time, the pipes in your
home could freeze and burst, resulting in serious water damage.
If the structure will be unattended during cold weather you should
take these precautions.
1. Turn off the water supply to the structure and drain the water
lines if possible and add an antifreeze for potable water to
drain traps and toilet tanks. Open faucets in appropriate
areas.
-or-
2. Installation
Have someone check the structure frequently during cold
weather to make sure it is warm enough to prevent pipes
from freezing. Instruct them on a service agency to call to
provide service, if required.
-or-
3. Install a reliable remote sensing device that will notify some-
body of freezing conditions within the home.
Winter Shutdown
If you go away during the winter months and do not leave the heat
on in your home, the plastic transition box and the condensate trap
on the furnace must be protected from freeze damage.(See
Figure 10 trough Figure 19)
1. Disconnect the 5/8" OD rubber hose from the vent drain fit-
ting that is located downstream of the combustion blower.
Insert a funnel into the hose and pour four(4) ounces of sani-
tary type (RV) antifreeze into the condensate trap. Recon-
nect the 5/8" OD rubber hose to the stub on the vent drain
fitting. Secure with the hose clamp.
2. Disconnect the 3/4" OD rubber hose from the condensate
trap. Insert a funnel into the hose and and pour four(4)
ounces of sanitary type (RV) antifreeze into the plastic Tran-
sition box. Squeeze the hose together near the end and
quickly reconnect the 3/4" OD rubber hose to the stub on the
condensate trap. Secure with the hose clamp.
When you return home, your furnace will be ready to start, as it is
not necessary to drain the antifreeze from the furnace.
CARBON MONOXIDE POISONING HAZARD
Failure to properly vent this furnace or other
appliances could result in death or personal injury.
This furnace can NOT be common vented or
connected to any type B, BW or L vent or vent
connector, nor to any portion of a factory-built or
masonry chimney. If this furnace is replacing a
3reviously common-vented furnace, it may be
necessary to resize the existing vent and chimney to
3revent oversizing problems for the other
remaining appliance(s). See Venting and Combus-
tion Air Check in Gas Vent Installation section. This
furnace MUST be vented to the outside.
Location and Clearances
1, Refer to Figure 1 or Figure 2 for typical installation and ba-
sic connecting parts required. Refer to Figure 5 for typical
horizontal direct vent installation and basic connecting parts
required. Supply and return air plenums and duct are also
required.
Typical Upflow Installation
Aluminum or non-rusting shield recommended. (See
Vent Termination Shielding for dimensions).
8" Min. _1 _[_nlet
20Max Pipe(not
in same _ _ used on Single
atmospheric Pipe model)
zone
Vent PipesMUST be
supportedHorizonta]l
and Vertically
Couplingon endsof
exhaust pipe.Total
_pipe & coupling out-
' in.
_atmosphedc'ax.
*Increase minimum from 8" to 18" for cold climates (sustained temperatures below
0 ° F). 25-23-33
E_I 44001 102102

TypicalDownflowInstallation
See VentTermination
Shieldingin VentSection.
_1 14' *8" Min.
InletPipe _ I] 20' Max.
(not used on _ in same
SinglePipe _ I,,,J I,, atmospheric zone
model) _ '_'
Vent Pip MUST bq
support_ 4orizonte
and Vertically
Coupling on inside
and outside of wall
to restrain vent pipe
Min.
Max.
same
osphericzone
Increase minimum from 8" to 18" for cold climates (sustained temperatures
below 0°F). 25-23-33a
CARBON MONOXIDE POISONING HAZARD.
Failure to follow safety warnings exactly could
result in death or personal injury.
Do NOT operate furnace in a corrosive atmosphere
containing chlorine, fluorine or any other damaging
chemicals, which could shorten furnace life.
Refer to 3. Combustion & Ventilation Air section,
Contaminated Combustion Air for combustion air
evaluation and remedy.
2, If furnace is a replacement, it is usually best to install the fur-
nace where the old one was. Choose the location or evalu-
ate the existing location based upon the minimum clearance
and furnace dimensions (Figure 3).
FROZEN AND BURST WATER PIPE HAZARD
Failure to protect against the risk of freezing may
result in property damage.
Special precautions MUST be made if installing
furnace in an area which may drop below freezing.
This can cause improper operation or damage to
equipment. If furnace environment has the potential
of freezing, the drain trap and drainline must be
protected. The use of electric heat tape or RV
antifreeze is recommended for these installations.
(See "Condensate Trap Freeze Protection Section")
Do NOT operate furnace in a corrosive atmosphere
containing chlorine, fluorine or any other damaging
chemicals. Refer to Combustion & Ventilation Air section,
Contaminated Combustion Air.
Installation Requirements
1. Install furnace level.
44001 102102
2. This furnace is NOT to be used for temporary heat of buildings
or structures under construction.
3. Install the vent pipes as short as practical. (See Gas Vent
Installation section).
4. Do NOT install furnace directly on carpeting, tile or other com-
bustible material other than wood flooring.
5. Maintain clearance for fire safety and servicing. A front clear-
ance of 30" is minimum for access to the burner, controls and
filter. See clearance requirements in Figure 3.
6. Use a raised base if the floor is damp or wet at times.
7. Residential garage installations require:
• Burners and ignition sources installed at least 18" (457 ram)
above the floor.
8.
Furnace must be located or physically protected from pos-
sible damage by a vehicle.
If the furnace is to be suspended from the floor joists in a base-
ment or a crawl space or the rafters in an attic, it is necessary
to use steel pipe straps or an angle iron frame to attach the
furnace. These straps should be attached to the furnace with
sheet metal screws and to the rafters or joists with bolts. The
preferred method is to use an angle iron frame bolted to the
rafters or joists.
Local codes may require a drain pan under the entire furnace
and condensate trap when the furnace is installed in attic ap-
plication.
This furnace may be used for construction heat provided that all
the following conditions are met:
The furnace is permanently installed with all electrical wir-
ing, piping, venting and ducting installed according to these
installation instructions. A return air duct is provided, sealed
to the furnace casing, and terminated outside the space
containing the furnace. This prevents a negative pressure
condition as created by the circulating air blower, causing a
flame rollout and/or drawing combustion products into the
structure.
• The furnace is controlled by a thermostat. It may not be "hot
wired" to provide heat continuously to the structure without
thermostatic control.
Clean outside air is provided for combustion. This is to mini-
mize the corrosive effects of adhesives, sealers and other
construction materials. It also prevents the entrainment of
drywall dust into combustion air, which can cause fouling
and plugging of furnace components.
The temperature of the return air to the furnace is main-
tained between 55 ° F (13 ° C) and 80 ° F (27 ° C), with no eve-
ning setback or shutdown. The use of the furnace while the
structure is under construction is deemed to be intermittent
operation per our installation instructions.
The air temperature rise is within the rated rise range on the
furnace rating plate, and the firing rate has been set to the
rating plate value.
The filters used to clean the circulating air during the
construction process must be either changed or thoroughly
cleaned prior to occupancy.
The furnace, ductwork and filters are cleaned as necessary
to remove drywall dust and construction debris from all
HVAC system components after construction is completed.
After construction is complete, verify furnace operating con-
ditions including ignition, input rate, temperature rise and
venting, accordinq to these instructions.

Dimensions & Clearances
?
F
TOP
_qE --
LEFT SIDE
TRAP (KO)(COUNTERELON)_
VENT _
AIR INTAKE (KO)
(ALTERNATE)
413116_
TRAP (KO)
UPFLOW/HORIZONTAL
•THERMOSTAT/_ 7--(KO)
_=_/ 215/8 47/8
17/8 24
BOTTOM
Unit
Capacity
N9MP1050B12
N9MPlO75B12
N9MP1080F16
N9MP1100F14
N9MPllOOJ20
N9MPl125J20
N9MP2050B12
N9MP2075B12
N9MP2080F16
N9MP2100F14
N9MP2100J20
N9MP2125J20
*9MPD050F12
*9MPD075F12
*9MPDO80J16
*9MPDlOOJ14
*9MPDIOOJ20
*9MPD125L20
23118
Cabinet Boffom
_O_G/AIR INTAKE
VENI (*9MPD)
_11/4
/ELECTRICAL
11116
13/8 29_/8
24 _/4
175116
/16
t
_-_ 37/8
_A_
-- B--
FRONT
131116
16
1913/6
Drawing is representative,
but some models may vary
MINIMUM CLEARANCES TO
COMBUSTIBLE MATERIALS FOR ALL UNITS
REAR 0
FRONT (combustion air openings in 3"
furnace and in structure)
Required For Service '24"
ALL SIDES Of SUPPLY PLENUM 1"
SIDES 0
VENT 0
TOP OF FURNACE 1"
"30" clearancerecommendedfor furnaceremoval.
Horizontal position: Line contact is permissible only between
lines formed by intersections of top and two sides of furnace
jacket, and building joists, studs or framing.
NOTE: Evaporator "A" coil drain pan dimensions
may vary from furnace duct opening size. Always
consult evaporator specifications for duct size
requirements.
Furnace is designed for bottom return or side
return,
Return air through back of furnace is NOT allowed.
/
ALL DIMENSIONS IN INCHES
2
_P 11/16_
GAS (KO)
KO = KnockOut
1:
9
28112
-- 18112
RIGHT SIDE
,TRAP(KO) (COUNTERFLOW)
ELECTRICAL(KO)
AIR INTAKE(KO)
(ALTERNATE)
VENT (KO)
TRAP(KO)
UPFLOWtHORIZONTAL
21/4
THERMOSTAT l
191/4
1718
25-23-36b
Dentoes Brand
E_ 44001 102102

Knock Outs
CUT HAZARD
Failure to follow this caution may result in personal
injury.
Sheet metal parts may have sharp edges or burrs.
Use care and wear appropriate clothing, safety
glasses and gloves when handling parts and
servicing furnaces.
Use a hammer and screwdriver to strike a sharp blow (see
Figure 4) directly to the knockout tie points or use a hammer in the
upper left corner of the desired knockout. Remove any burrs and
sharp edges.
Hammer and Screwdriver Used
for Knockout
/
25-40-06
IOTE: If aknockout does not come out after two sharp blows, pull
and snip as needed to remove the knockout.
Installation Positions
This furnace can be installed in an upflow, horizontal (either left or
right) or downflow airflow position. DO NOT install this furnace on
its back. For the upflow position, the return air ductwork can be at-
tached to either the left or right side panel and/or the bottom. For
horizontal and downflow positions, the return air ductwork must be
attached to the bottom. The return air ductwork must never be at-
tached to the back of the furnace.
Furnace Installation Considerations
The installation of the furnace for a given application will dictate the
position of the furnace, the airflow, ductwork connections, vent and
combustion air piping. Consideration must be given to the follow-
ing:
Condensate Trap and Drain Lines
The supplied condensate trap must be attached to the furnace
side panel on either the left or right side. For horizontal installa-
tions, the drain trap is vertically attached to the side panel below
the furnace. A minimum clearance of 6" below the furnace is re-
quired for the condensate trap. Downward slope of the conden-
sate drain line from the condensate trap to the drain location must
be provided. Adequate freeze protection of the drain trap and the
drain line must be provided. See "Condensate Drain Trap"section
for further details.
Leveling
Proper leveling of the furnace must be provided to insure proper
_e of the condensate from the furnace. The furnace must be
44001 102102
level to within 1/4" from front to back and from side to side for upflow
and downflow installations or top to bottom for horizontal installa-
tions.
Vent and Combustion Air Connections
On the Dual Certified furnace, the vent and combustion air pipes
attach to the furnace through the top panel for the upflow and hori-
zontal installations. For the downflow installation, the vent and
combustion air pipes attach to the furnace through the alternate
locations on the furnace side panels.
Note: On the Direct Vent furnace, the vent pipe attaches to the fur-
nace through the side panels. The combustion air pipe attaches to
the top panel or to the alternate location on the side panel.
On the Single Pipe furnace, the vent pipe attaches to the furnace
through the furnace side panels.
Note: Repositioning of the combustion blower is required for the
vent pipe connection to the furnace through the "right side" panel.
See "Vent and Combustion Air Piping"section for further details.
Horizontal Furnace Installation
Vent
Typical Horizontal Installation
Inlet Pipe (not used on Single Pipe model)
Condensate
Trap
25-23-34
NOTE: 6"bottomclearancerequiredfor condensatetrap.
This furnace can be installed horizontally in an attic, basement,
crawl space, alcove, or suspended from a ceiling in a basement or
utility room. See Figure 5. Do not install furnace on its back or in
the reverse airflow positions as safety control operation will be ad-
versely affected.
If the furnace is to be installed in a crawl space, consult local
codes. A suitable concrete pad or blocks are recommended for
crawl space installation on the ground.
NOTE: 6" bottom clearance required for condensate trap.
Twenty four (24) inches between the front of the furnace and adja-
cent construction or other appliances MUST be maintained for ser-
vice clearance.
Keep all insulating materials clear from Iouvered door. Insulating
materials may be combustible.
The horizontal furnaces may be installed directly on combustible
wood flooring or supports as long as all required furnace clear-
ances are met. See Figure 5.
This furnace MUST NOT be installed directly on carpeting or tile or
other combustible material other than wood flooring or supports.
For horizontal installation over a finished living space. A field fabri-
cated auxiliary drain pan with drain pipe is required to prevent
damn eq___ overflow due to blocked condensate drain.

3. Combustion & Ventilation Air
For Single PipeInstallation When the installation is complete, check that all appliances have
adequate combustion air and are venting properly. See Venting
And Combustion Air Check in "4. Gas Vent Installation"Section in
this manual.
CARBON MONOXIDE POISONING HAZARD.
Failure to provide adequate combustion and
ventilation air could result in death or personal
injury.
Use methods described here to provide
combustion and ventilation air.
Furnaces require ventilation openings to provide sufficient air for
proper combustion and ventilation of flue gases. All duct or open-
ings for supplying combustion and ventilation air must comply with
the gas codes, or in the absence of local codes, the applicable na-
tional codes.
Combustion and ventilation air must be supplied in accordance
with one of the following:
1. Section 8.3, Air for Combustion and Ventilation, of the National
Fuel Gas Code, (NFGC), ANSI Z223.1-2002/NFPA 54-2002
in the U.S.,
2. Sections 7.2, 7.3, 7.5, 7.6, 7.7, and 7.8 of National Standard of
Canada, Natural Gas and Propane Installation Code
(NSCNGPIC), CSA B149.1-05 in Canada,
3. Applicable provisions of the local building code.
Outdoor Combustion Air Method
A space having less than 50 cubic feet per 1,000 BTUH input rating
for all gas appliances installed in the space requires outdoor air for
combustion and ventilation.
Air Openings and Connecting Ducts
1. Total input rating for all gas appliances in the space MUST be
considered when determining free area of openings.
2. Connect ducts or openings directly to the outdoors.
3. When screens are used to cover openings, the openings
MUST be no smaller than 1/4" mesh.
4. The minimum dimension of air ducts MUST NOT be less than
When sizing a grille, louver, or screen use the free area of
opening. If free area is NOT stamped or marked on grill or lou-
ver, assume a 20% free area for wood and 60% for metal.
Screens shall have a mesh size not smaller than 1/4".
Requirements
1. Provide the space with sufficient air for proper combustion and
ventilation of flue gases using horizontal or vertical ducts or
openings.
2. Figure 6 illustrates how to provide combustion and ventilation
air when two permanent openings, one inlet and one outlet, are
used.
This furnace can NOT be common vented or connected to any
type B, BW or L vent or vent connector, nor to any portion of a facto-
ry- built or masonry chimney. Multistory venting is NOT permitted.
If this furnace is replacing a previously common-vented furnace, it
may be necessary to resize the existing vent and chimney to pre- a. One opening MUST commence within 12" of the floor
vent oversizing problems for the other remaining appliance(s), and the second opening MUST commence within 12" of
See "Venting and Combustion Air Check"in this section, This fur- the ceiling.
nace MUST be vented to the outside, b. Size openings and ducts per Table 1.
Outside Air (This is ONLY a guide. Subject to codes of country having jurisdiction.)
ThisinstallationNOTapprovedin Canada
GasVent GableV_
(1)
Soffit Vent
Inlet
Air(1)
MinimumOne Inletand OneOutlet Air Supply is Required
May be in andCombination Shown
Inlet Air OpeningMust beWithin12"(300mm)of floor
OutletAir OpeningMust be Within12"(300mm)of ceiling
(1) 1 SquareInch (6cm2) per 4000 BTUH
(2) 1 Square Inch(6cm2) per 2000 BTUH
GVent _Gable
Vent
ual_ventilated Attic_
/11 _ TopAboveInsulatio_
I/ SoffitVent
I "etAi"l' Out,o,'=
II _ Air (1)
Furnace G_
_',, _ _ _ Inlet
"" Air (2) Inlet
Air(1)
ED
Horizontal duct openings require 1 square inch of free
a 2
rea per 2,000 BTUH (1,100 mm /kW) of combined input
for all gas appliances in the space (see Table 1).
d. Vertical duct openings or openings directly communicat-
ing with the outdoors require 1 square inch of free area
e 2
p r 4,000 BTUH (550 mm /kW) for combined input of all
gas appliances in the space (see Table 1).
44001 102102

3. When one permanent outdoor opening is used, the opening
requires:
a. 1 sq. in of free area per 3,000 BTUH (700 mm2/kW) for
combined input of all gas appliances in the space (see
Table 1) and
b. not less than the sum of the areas of all vent connectors in
the space.
The opening shall commence within 12" of the top of the enclo-
sure. Appliances shall have clearances of at least 1" from the sides
and back and 6" from the front. The opening shall directly commu-
nicate with the outdoors or shall communicate through a vertical or
horizontal duct to the outdoors or spaces (crawl or attic) that freely
communicate with the outdoors.
4. Combination of Indoor and Outdoor Air shall have:
a.
b.
C.
Indoor openings that comply with the Indoor Combus-
tion Air Method below and
Outdoor openings located as required in the Outdoor
Combustion Air Method above and
Outdoor openings sized as follows.
1) Calculate the Ratio of all Indoor Space volume divid-
ed by required volume for Indoor Combustion Air Meth-
od.
2) Outdoor opening size reduction Factor is I minus the
Ratio in 1) above.
3) Minimum size of Outdoor openings shall be the size
required in Outdoor Combustion Air Method above
multiplied by reduction Factor.
Area
BTUH MinimumFree Area Requiredfor EachOpening or Ductto Outdoors
Input TwoHorizontalDucts SingleOpening TwoVerticalDuctsor Openings RoundDuct
Rating (sq. inJ2,000BTUH) (sq. in.i3,000BTUH) (sq. inJ4,000BTUH) (sq. in./4,000 BTUH)
50,000 25 sq. in. 16.7 sq. in. 12.8sq. in. 4"
75,000 37.5 sq. in. 25 sq. in. 1828 sq. in. 5"
80,000 40 sq. in. 26.7 sq. in. 20.0 sq. in. 5"
100,000 80 sq. in. 33.3 sq. in. 25 sq. in. 6"
125,000 62.50sq. in. 41.7 sq. in. 31.25 sq. in. 7"
EXAMPLE: Determining Free Area
Furnace Water Heater
100,000 + 30,000
Furnace Water Heater
100,000 + 30,000
Indoor Combustion Air
Total Input
(130,000 + 4,000) 32.5 Sq. In. Vertical
Total Input
(130,000 + 2,000) 65 Sq. In. Horizontal
Standard and Known-Air-Infiltration Rate Methods
© NFPA&AGA
CARBON MONOXIDE POISONING HAZARD.
Failure to supply adequate combustion air could
result in death or personal injury.
Most homes will require additional air from
outdoors for combustion and ventilation. A space
with at least 50 cubic feet per 1,000 BTUH input
rating or homes with tight construction may need
outdoor air, supplied through ducts, to
supplement air infiltration for proper combustion
and ventilation of flue gases.
Indoor air is permitted for combustion and ventilation, if the Stan-
dard or Known-Air-Infiltration Rate Method is used.
The Standard Method may be used, if the space has no less vol-
ume than 50 cubic feet per 1,000 BTUH input rating for all gas ap-
pliances installed in the space. The standard method permits
indoor air to be used for combustion and ventilation air.
The Known Air Infiltration Rate Method shall be used if the in-
filtration rate is known to be less than 0.40 air changes per hour
(ACH) and equal to or greater than 0.10 ACH. Infiltration rates
greater than 0.60 ACH shall not be used. The minimum required
volume of the space varies with the number of ACH and shall be
determined per Table 2 or Equations 1 and 2. Determine the
minimum required volume for each appliance in the space, and
add the volumes together to get the total minimum required vol-
ume for the space.
ACH
0.60
0.50
0.40
0.30
0.20
0.10
0.00
NP = Not Permitted
44001 102102
e
MINIMUMSPACEVOLUMEFOR100%COMBUSTIONANDVENTILATIONAIR FROMINDOORS(ft3)
30 50 50 125
1,050 1,750 1,250 3,125
1,260 2,100 1,500 3,750
1,575 2,625 1,875 2,813 4,688
2,100 3,500 2,500 3,750 6250
3,150 5250 3,750 5,625 9,375
6,300 10,500 7,500 11,250 18,750
NP NP NP NP NP
Other Than Fan-AssistedTotal
(1,000's Btuh)
40
1,400
1,680
2,100
2,800
4,200
8,400
NP
Fan-assistedTotal
(1,OOO'sBtuh)
75 100
1,875 2,500
2,250 3,000
3,750
5,000
7,500
15,000
NP

Table 2 Minimum Space Volumes were determined by using the
following equations from the National Fuel Gas Code ANSI
Z223.1/NFPA 54-2002, 8.3.3.2:
1. For other than fan-assisted appliances such as a draft
hood-equipped water heater,
21 if3 ( [ other )
Volume other - ACH 1000 Btu /hr
2. For fan-assisted appliances such as this furnace,
15ft3 ( [fan )
Volume fan = ACH 1000 Btu I hr
If:
[ other =combined input of all other than fan-assisted
appliances in Btu/hr
[ fan = combined input of all fan-assisted appliances in Btu/hr
ACH = air changes per hour (ACH shall not exceed 0.60.)
The following requirements apply to the Standard Method and to
the Known Air Infiltration Rate Method.
• Adjoining rooms can be considered part of a space, if there
are no closable doors between rooms.
Combining spaces on the same floor level. Each opening
shall have a free area of at least 1" 2/1,000 BTUH (2,000
mm2/kW) of the total input rating of all gas appliances in the
space, but not less than 100 in2 (0.06 m2). Once opening
shall commence within 12" (300 mm) of the ceiling and the
second opening shall commence within 12" (300 mm) of the
floor. The minimum dimension of air openings shall be at least
3" (80 mm).
Combining spaces on different floor levels. The volumes of
spaces on different floor levels shall be considered communi-
cating spaces if connected by one or more permanent open-
ings in doors or floors having a free area of at least 2" 2/1,000
Btuh (4,400 mm2/kW) of total input rating of all gas ap-
pliances.
An attic or crawl space may be considered a space that freely
communicates with the outdoors provided there are adequate
ventilation openings directly to outdoors. Openings MUST re-
main open and NOT have any means of being closed off. Ven-
tilation openings to outdoors MUST be at least I square inch
of free area per 4,000 BTU H of total input rating for all gas ap-
pliances in the space.
In spaces that use the Indoor Combustion Air Method, in-
filtration should be adequate to provide air for combustion,
ventilation and dilution of flue gases. However, in buildings
with unusually tight construction, additional air MUST be pro-
vided using the methods described in section titled Outdoor
Combustion Air Method:
• Unusually tight construction is defined as Construction with:
1. Walls and ceilings exposed to the outdoors have a con-
tinuous, sealed vapor barrier. Openings are gasketed or
sealed and
2. Doors and openable windows are weather stripped and
3. Other openings are caulked or sealed. These include
joints around window and door frames, between sole
plates and floors, between wall-ceiling joints, between
wall panels, at penetrations for plumbing, electrical and
gas lines, etc.
Ventilation Air
Some provincial codes and local municipalities require ventilation
or make-up air be brought into the conditioned space as replace-
ment air. Whichever method is used, the mixed return air tempera-
ture across the heat exchanger MUST not fall below 60 ° so that
flue gases will not condense excessively in the heat exchanger.
Excessive condensation will shorten the life of the heat exchanger
and possibly void your warranty.
Venting and Combustion Air Check
Vent Check
Vent Pipe-----_l I 7 Draft Hood
Typical Gas f _'_
Wa.erHea.eL / i i Ma.c.
I I
If flame pulls towards draft hood, this indicates sufficient
venting.
NOTE: When an existing Category I furnace is removed or re-
placed, the original venting system may no longer be sized to prop-
erly vent the attached appliances, and to make sure there is
adequate combustion air for all appliances, MAKE THE FOL-
LOWING CHECK.
[_ 44001 102102

CARBON MONOXIDE POISONING HAZARD
Failure to follow the steps outlined below for each
appliance connected to the venting system being
placed into operation, could result in carbon
monoxide poisoning or death:
The following steps shall be followed for each
appliance connected to the venting system being
placed into operation, while all other appliances
connected to the venting system are not in
operation:
1. Seal any unused openings in the venting system.
2. Inspect the venting system for proper size and horizontal
pitch, as required in the National Fuel Gas Code, ANSI
Z223,1/NFPA 54 or CSA B149, 1, Natural Gas and
Propane Installation Code and these instructions. Deter-
mine that there is no blockage or restriction, leakage,
corrosion and other deficiencies which could cause an
unsafe condition.
3. As far as practical, close all building doors and windows
and all doors between the space in which the appliance(s)
connected to the venting system are located and other
spaces of the building.
4. Close fireplace dampers.
5. Turn on clothes dryers and any appliance not connected
to the venting system. Turn on any exhaust fans, such as
range hoods and bathroom exhausts, so they are
operating at maximum speed. Do not operate a summer
exhaust fan.
6. Followthe lighting instructions. Place the appliance being
inspected into operation. Adjust the thermostat so
appliance is operating continuously.
7. Test for spillage from draft hood equipped appliances at
the draft hood relief opening after 5 minutes of main burner
operation. Use the flame of a match or candle. (Figure 7)
8. If improper venting is observed, during any of the above
tests, the venting system must be corrected in
accordance with the National Fuel Gas Code, ANSI
Z223,1/NFPA 54 and/or CSA B149. 1, Natural Gas and
Propane Installation Code.
9. After it has been determined that each appliance
connected to the venting system properly vents when
tested as outlined above, return doors, windows, exhaust
fans, fireplace dampers and any other gas-fired burning
appliance to their previous conditions of use.
For Two Pipe Installation
This furnace can NOT be common vented or connected to any
type B, BW or L vent or vent connector, nor to any portion of a facto-
ry-built or masonry chimney. If this furnace is replacing a previous-
ly common-vented furnace, it may be necessary to resize the
existing vent and chimney to prevent oversizing problems for the
other remaining appliance(s). See "Venting and Combustion Air
Check"in this section, This furnace MUST be vented to the out-
side.
4. Vent and Combustion Air Piping
CARBON MONOXIDE POISONING HAZARD.
Failure to properly vent this furnace could result in
death or personal injury.
Use methods described here to provide combustion
and ventilation air.
Single Pipe (N91VlP1Models)
This furnace is certified as a category [V appliance. This furnace
requires ventilation openings to provide air for proper combustion
and ventilation of flue gases. All duct or openings for supplying
44001102102
combustion and ventilation air must comply with the gas codes or
in absence of local codes, the applicable national codes.
When the installation is complete, see the" Venting and Combus-
tion Air Che¢l_' in this manual.
Direct Vent (N9MP2 Models)
This furnace is certified as a category ]V appliance. This furnace
uses outside air for combustion ONLY, it MUST be taken from the
same atmospheric pressure zone as the vent pipe. See Confined
Space Installation in the Combustion and Ventilation Air in this
manual.
Dual Certified (*9MPD Models)
This furnace is certified as a category ]V appliance. This furnace
can be installed as a direct vent furnace using outside air for corn-

bustionorthefurnacecanuseairfrominsidethestructureforcom-
bustion.TheINLETairpipeisoptional.Ifcombustionaircomes
frominsidethestructure,adequatemakeupairMUSTbeprovided
tocompensateforoxygenburned.SeeConfined Space Installa-
tion in the Combustion and Ventilation Air chapter. If combus-
tion air is drawn from outside the structure, it MUST be taken from
the same atmospheric pressure zone as the vent pipe.
Contaminated Combustion Air
Installations in certain areas or types of structures will increase the
exposure to chemicals or halogens that may harm the furnace.
The following areas or types of structures may contain or have ex-
posure to the substances listed below. The installation must be
evaluated carefully as it may be necessary to provide outside air
for combustion.
• Commercial buildings.
• Buildings with indoor pools.
• Furnaces installed in laundry rooms.
• Furnaces installed in hobby or craft rooms.
• Furnaces installed near chemical storage areas.
• Permanent wave solutions for hair.
• Chlorinated waxes and cleaners.
• Chlorine based swimming pool chemicals.
• Water softening chemicals.
• De-icing salts or chemicals.
• Carbon tetrachloride.
• Halogen type refrigerants.
• Cleaning solvents (such as perchloroethylene).
• Printing inks, paint removers, varnishes, etc.
• Hydrochloric acid.
• Sulfuric Acid.
• Solvent cements and glues.
• Antistatic fabric softeners for clothes dryers.
• Masonry acid washing materials.
Vent and Combustion Air Piping Guidelines
3) ABS to PVC transition joints REQUIRE a special sol-
vent cement that meets the requirements of ASTM D3138.
4) Refer to ASTM D2855 for general procedure to use for
cementing plastic pipe and fittings.
NOTE: In order to create a seal that allows future removal of pipe,
RTV sealant MUST be used on the inlet pipe where it joins to the
furnace.
NOTE: All vent piping MUST be installed in compliance with local
codes or ordinances, these instructions, good trade practices, and
codes of country having jurisdiction.
1. Determine the best routing and termination for the vent pipe
and air inlet pipe by referring to all of the instructions and
guidelines in this Section.
2. Determine the size required for the vent pipe and air inlet
pipe.
3. Loosely assemble all venting parts without adhesive (pipe
joint cement) for correct fit before final assembly.
4. Furnace shall be installed so as to prevent the accumulation
of condensate.
5. Use of vertical piping is preferred because there will be
some moisture in the flue gases that may condense as it
leaves the vent pipe (See Speciallnstruction ForHorizontal
Vents).
6. The vertical vent pipe MUST be supported so that no weight
is allowed to rest on the combustion blower.
7. Exhaust vent piping or air inlet piping diameter MUST NOT
be reduced.
8. All exhaust vent piping from the furnace to termination
MUST slope upwards. A minimum of 1/4" per foot of run is
required to properly return condensate to the furnace drain
system.
9. Use DWV type long radius elbows whenever possible, as
they provide for the minimum slope on horizontal runs and
they provide less resistance in the vent system. If DWV el-
bows cannot be used, use two, 45 ° elbows when possible.
On horizontal runs the elbows can be slightly misaligned to
provide the correct slope.
10. All horizontal pipe runs MUST be supported at least every
five feet with galvanized strap or other rust resistant materi-
al. NO sags or dips are permitted.
11. All vertical pipe runs MUST be supported every six feet
where accessible.
This furnace is approved for venting with Schedule 40 PVC,
CPVC, ABS, Cellular Core pipe fittings and SDR-26 PVC.
Applicable ASTM Standards for Vent Materials
Cell
Sch. 40 SDR Solv.
Core Fittings Primer
Materials Pipe Pipe Pipe Cement
D2468
ABS D1527 F628 &-- D2235
D2661
D2466
PVC D1785 D2241 F891 & F656 D2564
D2665
CPVC F441 F442 -- F438 -- F493
ABS to .......... D3138
PVC
NOTE: 1) In Canada, all pipe, fittings &cements must conform to
applicable CSA standards or to local codes having jurisdiction.
2) Only use solvent cements that are marked for use with
the specific ventinq, material.
12.
13.
The minimum pipe run length is 2'.
The piping can be run in the same chase or adjacent to sup-
ply or vent pipe for water supply or waste plumbing. It can
also be run in the same chase with a vent from another 90+
furnace.
NOTE: In NO case can the piping be run in a chase where
temperatures can exceed 140 ° F. or where radiated heat
from adjacent surfaces would exceed 140 ° F.
14. The vent outlet MUST be installed to terminate in the same
atmospheric pressure zone as the combustion air inlet.
15. The vent system can be installed in an existing unused
chimney provided that:
• Both the exhaust vent and air intake run the length of the
chimney.
• No other gas fired appliance or fireplace (solid fuel) is
vented into the chimney.
• The top of the chimney MUST be sealed flush or crowned
up to seal against rain or melting snow so ONLY the piping
protrudes.
• The termination clearances shown in Figure 8 & Figure 9
are maintained.
44001 102102

16.Furnaceapplicationswithverticalventsrequiringventdi-
ameterincreaserfittingsmust haveincreaserfittings
installedinverticalportionofthe vent. Condensate will be
trapped in the vent if the vent diameter is increased prior to
having an elbow turned upward. This could cause nuisance
tripping of the pressure switch.
Combustion Air and Vent Piping Insulation
Guidelines
NOTE: Use closed cell, neoprene insulation or equivalent. If Fiber-
glass or equivalent insulation is used it must have a vapor barrier.
Use Rvalues of 7 upto 10', R-11 if exposure exceeds 10'. If Fiber-
glass insulation is used, exterior to the structure, the pipe MUST
be boxed in and sealed against moisture.
1. When the vent or combustion air pipe height above the roof
exceeds 30", or if an exterior vertical riser is used on a hori-
zontal vent to get above snow levels, the exterior portion
MUST be insulated.
2. When combustion air inlet piping is installed above a sus-
pended ceiling, the pipe MUST be insulated with moisture
resistant insulation such as Armaflex or other equivalent
type of insulation.
3. Insulate combustion air inlet piping when run in warm, hu-
mid spaces.
Sizing Combustion Air and Vent Pipe
Consult Table 3 or Table 4 to select the proper diameter exhaust
and combustion air piping. Exhaust and combustion air piping is
sized for each furnace Btuh size based on total lineal vent length
(on inlet oroutlet side), and number of 90 ° elbows required. Two
45 ° elbows can be substituted for one 90 ° elbow. The elbow or el-
bows used for vent termination outside the structure ARE counted,
including elbows needed to bring termination above expected
snow levels. The elbow inside the furnace on the *9MPD IS NOT
included in the count.
Pipe Diameter Table
N9MP1 & *9MPD Models
50,000, 75,000 & 80,000 Btuh Furnaces
40' &(5) 90 ° elbows with 2" PVC pipe or
70' & (5) 90 ° elbows with 3" PVC pipe
100,000 Btuh Furnace
40' & (5) 90 ° elbows with 3" PVC pipe or
70' & (5) 90 ° elbows with 3" PVC pipe &
Long Vent Kit (See Tech. Manual)
125,000 Btuh Furnace
40' & (5) 90 ° elbows with 3" PVC pipe
Elbows are DWV Long Radius Type for 2" and 3" vents.
If more than five elbows are required, reduce the length of
both the inlet and exhaust pipes 5' for each additional elbow
used.
NOTE: It is allowable to use larger diameter pipe and fitting than
shown in the tables but not smaller diameters than shown.
Pipe Diameter Table
N9MP2 Models
50,000 & 80,000 Btuh Furnaces
40' & (5) 90 ° elbows with 2" PVC pipe or
70' & (5) 90 ° elbows with 3" PVC pipe
75,000 Btuh Furnace
25' & (3) 90 ° elbows with 2" PVC pipe or
40' & (5) 90 ° elbows with 2" PVC pipe &
Long Vent Kit (See Tech. Manual) or
70' & (5) 90 ° elbows with 3" PVC pipe
100,000 Btuh Furnace
40' & (5) 90 ° elbows with 3" PVC pipe or
70' & (5) 90 ° elbows with 3" PVC pipe &
Long Vent Kit (See Tech. Manual)
125,000 Btuh Furnace
40' & (5) 90 ° elbows with 3" PVC pipe
Elbows are DWV Long Radius Type for 2" and 3" vents,
If more than five elbows are required, reduce the length of
both the inlet and exhaust pipes 5' for each additional elbow
used.
NOTE: It is allowable to use larger diameter pipe and fitting than
shown in the tables but not smaller diameters than shown.
For "Concentric Termination Kit" Venting table, see
"Section 5" in this manual.
Vent Termination Clearances
CARBON MONOXIDE POISONING.
Failure to properly vent this furnace could result in
death or personal injury.
Inlet and outlet pipes may NOT be vented directly
above each other.
1. Determine termination locations based on clearances spe-
cified in following steps and as shown in Figure 8, Figure 9,
Figure 21, through Figure 29.
For "Concentric Termination Kit"clearances, see Figure 30,
thru Figure 34 in "Section 5"in this manual.
2. For Single Pipe Installation, models N9MP1 or *9MPD, refer
to Figure 9 for vent termination clearances.
3. For Direct Vent Installation, models N9MP2 or*9MPD, refer
to Figure 8 for vent termination clearances.
44001 102102 E_

ii
[_ AIR SUPPLY INLET D AREA WHERE TERMINAL IS NOT PERMITED
Item Clearance Description
A Clearance above grade, veranda, porch, deck, balcony, or
anticipated snow level
B Clearance to a window or door that may be opened
C
D
E
F
G
H
I
J
Clearance to a permanently closed window
Vertical clearance to a ventilated soffit located above the *
terminal within a horizontal distance of 2' (61cm) from the
centedine of the terminal
Clearance to an unventilated soffit *
Clearance to an outside corner
Clearance to an inside comer
Clearance to each side of the centedine extended above
eleclrical meter or gas service regulator assembly
Clearance to service regulator vent outlet
Clearance to non-mechanical air supply inlet to building or
the combustion air inlet to any other appliance
Canadian Installation (1)
12" (30cm)#
6" (15 cm) for appliances _< 10,000 BTUH (3kW), 12" (30
cm) for appliances > 10,000 Btuh (3 kW) and _<100,000 Btuh
(30 kW), 36" (91 cm) for appliances > 100,000 Btub (30 kW)
3' (91 cm) within 15' (4.5 m) above the meter/regulator
assembly
3' (91 cm)
6" (15cm)forappliances_<10,OOOBTUH(3kW),g" (23cm)
for appliances> 10,000Btuh (3kW) and _<100,000Btuh(30
kW) and _<50,000 Btuh(15kW), 12" (30 cm) for appliances
> 50,000Btuh(15kW)
K Clearance to a mechanical air supply inlet 6' (1.83 m)
L Clearance under a veranda, porch, deck, or balcony 12" (30 cm) +
M Clearance to each side of the centedine extended above or 12" (30 cm)
below vent terminal of the furnace to a dryer or water heater
vent, or other appliance's direct vent intake or exhaust.
N Clearance from a plumbing vent stack 3' (91 cm)
O Clearance above a paved sidewalk or paved driveway located 7' (2.13 m)
on public property.
(1.) In accordance with the current CSA B149.1, Natural Gas and Propane Installation Code
(2,) In accordance with the current ANSI Z223.1/NFPA 54, National Fuel Gas Cede
# 18" (46 cm) above roof surface
+ Permitted only if veranda, porch, deck, or balcony is fully open on a minimum of two sides benealh the floor.
U.S. Installation (2)
12" (30 cm)
6" (15 cm) for appliances _< 10,000 BTUH (3kW), 0" (23 cm)
for appliances > 10,000 Btuh (3 kW) and _<50,000 Btuh (15
kW), 12" (30 cm) for appliances > 50,000 Btuh (15 kW)
3' (91 cm) within 15' (4.5 m) above the meter/regulator
assembly
6" (15cm)forappliances_<10,OOOBTUH(3kW),9" (23cm)
for appliances>10,000Btuh(3 kW)and _<50,000Btub(15
kW),12" (30 cm) for appliances> 50,000Btuh (15kW)
3' (91 cm) above if within 10' (3m) horizontally
12" (30 cm)
3' (91 cm)
7' (2,13 m)
For dearances not specified in AN SI Z223.1/N FPA 54 or C SA B149,1, clearances shall be in accordance with local installation codes and the requirements of the gas supplier and the manufacture's installatio
instructions.
A vent shall not terminate directly above a sidewalk or paved driveway that is located between two single family dwellings and serves both dwellings.
Notes:
1, The vent for this appliance shall not terminate
a. Over public walkways; or
b. Near soffit vents or crawl space vents or other areas where condensate or vapor could create a nusiance or hazard or property damage; or
c. Where condensate vapor could cause damage or could be detrimental to the operation of regulators, relief valves, or other equipment.
2. When locating vent terminations, consideration must be given to prevailing winds, location, and other conditions which may cause recirculation of the combustiob products of adjacent vents.
Recirculation can cause poor combustion, inlet condensate problems, and accelerated corrosion of the heat exchangers.
[_ 440O1102102

_E "I" 1"I 25-24-65-2
[_ VENT TERMINAL _ AIR SUPPLY INLET _ AREA WHERE TERMINAL IS NOT PERMITED
Item Clearance Descriptions
A Clearance above grade, veranda, porch, deck, balcony, or
anticipated snow level
B Clearance to a window or door that may be opened
Canadian Installation (1)
12" (30cm)#
6" (15 cm) for appliances _< 10,000 BTUH (3kW), 12" (30
cm) for appliances >10,000 Btuh (3 kW) and _<100,000 Btuh
(30 kW), 36" (01 cm) for appliances >100,000 Btub (30 kW)
C Clearance to a permanently closed window *
D Vertical clearance to a ventilated soffit located above the *
terminal within a horizontal distance of 2' (61cm) from the
centedine of the terminal
E Clearance to an unventilated soffit *
F Clearance to an outside corner *
G Clearance to an inside comer *
H Clearance to each side of the centedine extended above
electrical meter or gas service regulator assembly
I Clearance to service regulator vent outlet
J Clearance to non-mechanical air supply inlet to building or
the combustion air inlet to any other appliance
K Clearance to a mechanical air supply inlet
L Clearance under a veranda, porch, deck, or balcony
M Clearance to each side of the centedine extended above or *
below vent terminal of the furnace to a dryer or water heater
vent, or other appliance's direct vent intake or exhaust.
N Clearance from a plumbing vent stack
O Clearance above a paved sidewalk or paved driveway located
on public property.
3' (01 cm) within 15' (4.5 m) above the meter/regulator
assembly
3' (01 cm)
fi" (15cm)forappliances_<10,OOOBTUH(3kW),12" (30
cm) for appliances> 10,000 Btub(3kW) and _<100,000Btuh
(30 kW),36" (91 cm) for appliances> 100,000Btuh(30 kW)
6' (1.83m)
12" (30 cm) +
3' (91 cm)
7' (2.13 m)
U.S. Installation (2)
12" (30 cm)
4' (1.2 m) below or to the side of the opening. 1' (30 cm)
above the opening.
3' (91 cm) within 15' (4.fi m) above the meter/regulator
assembly
4' (1.2 m) below or to the side of opening: 1' (30 cm) above
opening.
3' (01 cm) above if within 10' (3m) horizontally
3' (91 cm)
7' (2.13 m)
(1.) In accordance with the current CSA B149.1, Natural Gas and Propane Installation Code
(2.) In accordance with the current ANSI Z223.1/NFPA fi4, Nafional Fuel Gas Code
#18" (46 cm) above roof surface
+ Permitted only if veranda, porch, deck, or balcony is fully open on a minimum of two sides beneath the floor.
For clearances not specified in ANSI Z223.1/NFPA 54 or CSA B149.1, clearances shall be in accordance with local installation codes and the requirements of the gas supplier and the manufacture's
installation instructions.
A vent shall not terminate directly above a sidewalk or paved driveway that is located between two single family dwellings and serves both dwellings.
Notes:
1. The vent for this appliance shall not terminate
a. Over punic walkways; or
b. Near soffit vents or crawl space vents or other areas where condensate or vapor could create a nusiance or hazard or property damage; or
c. Wherec_ndensateva__rc_u_dcausedamage_rcou_dbedetrimentaIt_the_perafi_n_fregu_at_rs_re_iefvaIves__r_there_ui_ment_
2. When locating vent terminations, consideration must be given to prevailing winds, location, and other conditions which may cause recirculation of the combusfiob products of adjacent vents.
Recirculafion can cause poor combustion, inlet condensate problems, and accelerated corrosion of the heat exchangers.
44001 102102 E_I

CondensateDrainTrap
This furnace removes both sensible and latent heat from the prod-
ucts of combustion. Removal of the latent heat results in con-
densation of the water vapor. The condensate is removed from the
furnace through the drains in the plastic transition and the vent fit-
ting. The drains connect to the externally mounted condensate
drain trap on the left or right side of the furnace.
The startup of a new furnace will involve a cycle or two of the fur-
nace to properly prime the condensate trap with water. Until the
trap is fully primed, some condensate will be pulled into the com-
bustion blower. The furnace may cycle on the pressure switch con-
nected to the plastic transition box due to condensate buildup.
After the trap is primed, the condensate will start draining from the
furnace. The combustion blower will clear out any remaining con-
densate in the blower housing through the vent fitting downstream
of the blower. Note that the condensate trap can also be primed by
pouring water into the 1/2" drain hose. Remove the1/2 " ID drain
hose from either the gutter or the white PVC Tee Trap. Using a fun-
nel pour eight (8) ounces of water into 1/2" ID drain hose.Water will
flow through the drain hose and into the condensate drain trap.
This will prime both the vent and the transition sides of the trap. Re-
connect the 1/2, ID drain hose to the original component, either the
gutter or the PVC Tee Trap.
The condensate drain trap supplied with the furnace MUST be
used. The drain connection on the condensate drain trap is sized
for 3/4" PVC or CPVC pipe, however alternate 1/2" CPVC (nominal
5/8" O.D.) or vinyl tubing with a minimum inner diameter (I.D.) of
5/8" may also be used, as allowed by local codes. Alternate drain
pipes and hoses may be used as allowed by local codes.
The drain line must maintain a 1/4" per foot downward slope toward
the drain. 1/4" per foot is recommended. Installation of an overflow
line is recommended when the 1/4" per foot slope to the conden-
sate drain cannot be maintained. See Figure 19 for proper routing
and installation of the overflow.
DO NOT trap the drain line in any other location than at the con-
densate drain trap supplied with the furnace.
FROZEN AND BURST WATER PIPE HAZARD
Failure to do so may result in burst water pipes,
serious property damage.
If a condensate pump is installed, a plugged
condensate drain or a failed pump may cause the
furnace to shut down. Do not leave the home
unattended during freezing weather without turning
off water supply and draining water pipes or
otherwise protecting against the risk of frozen pipes.
If possible, DO NOT route the drain line where it may freeze. The
drain line must terminate at an inside drain to prevent freezing of
the condensate and possible property damage.
1. A condensate sump pump MUST be used if required by lo-
cal codes, or if no indoor floor drain is available. The con-
densate pump must be approved for use with acidic
condensate.
2. A plugged condensate drain line or a failed condensate
pump will allow condensate to spill. If the furnace is installed
where a condensate spill could cause damage, it is recom-
mended that an auxiliary safety switch be installed to pre-
vent operation of the equipment in the event of pump failure
or plugged drain line. If used, an auxiliary safety switch
should be installed in the R circuit (low voltage) ONLY.
3. If the auxiliary switch in the condensate pump is used, the
furnace may shut down dueto a blocked condensate line or
failed pump. To prevent frozen water pipes see the "Frozen
Water Pipe Hazard" section on Page 4 of this manual.
Condensate Drain Trap Freeze Protection
Special precautions MUST be made if installing furnace in an area
which may drop below freezing. This can cause improper opera-
tion or damage to the equipment. If the the furnace environment
has the potential of freezing, the drain trap and drain line must be
protected. Use 3 to 6 watt per foot at 11 5 volt, 40 ° F self-regulating
shielded and waterproof heat tape. Wrap the drain trap and drain
line with the heat tape and secure with the ties. Follow the heat
tape manufacturer's recommendations.
[_ 44001 102102

............................= ;;;;;;;;;;;;;===== ; ==========_i_!ii ii !1 Upflow Installations Top vent
On Some Models
ONLY
Single Pressure Switch
VentDrain
& Clamps
(Optional)
Dual Pressure Switch Detail
Drain Tube
Black Rubber
l/z" ID & Clamps
Drain Tube
Corrugate(
&Clamps
Drain Connector Black PVC
3/4" PVC X 1/2" CPVC
(Loose parts bag)
Casing Grommet
S/8"ID
(Looseparts bag)
Relief Tube
Black Rubber
3/16" ID
Street Elbow
1/2" CPVC
(Loose parts bag)
Drain Line Vent Tee 3/4" PVC or
1/2" CPVC (Field supplied) Drain Tube BlackRubber /8 ID& Clamps,
Cut lengthto fit (Loose partsbag) 25-24-80
Upflow Installations Top Vent (SeeFigure10)
Remove plug from the side of the furnace casing where Drain Tu be
will exit.
Install casing grommet (black rubber 5/8" ID grommet - in loose
parts bag)
Install the 1/2" CPVC street elbow on discharge of Trap
Install the black PVC tube connector (3/4" PVC x 1/2" CPVC from
loose parts bag) as shown in the illustration above.
Cut the black Drain Tube (5/8" ID - in loose parts bag) to length to
fit between Trap and tube connector through grommet.
Clamp both ends of the Drain Tube using clamps provided.
Glue the CPVC street elbow to the Trap using appropriate cleaner
and solvent cement.
Connect the Tee trap and the main drain line exiting the casing as
shown Figure 19.
Note: It is recommended that all PVC piping and fitting connec-
tions be fit up and inspected before final cementing. Trap must be
primed before operation. Verify all condensate drain connec-
tions are securely clamped. A coupling and clamps (in loose part
bag) may be installed as shown for future servicing of the vent sys-
tem.
NOTE: "PVC" is used as a generic term. Pipe and fitting materials used must be acceptable to the local code officials having
jurisdiction.
44001 102102 E_

UpflowInstallationsVentthru LeftSide
Plastic Cap
Yellow or black
Coupling & Clamps
VentDrain Either:ThePVC
&Clamps Drain Teeor afield
supplied2" PVC Tee
Dual Pressure Switch Detail
Tee Trap White PVC
(loose parts bag)
Drain Tube
Black Rubber
1/2" ID & Clam
DrainConnector Black PVC
3/4"PVCX 1/2"CPVC
(Looseparts bag)
Drain Tube
Corrugated
s/8" ID &Clamps
Casing Grommet
Black Rubber
s/8"ID
(Loose parts bag)
2" PVCCoupling
On SomeModels
ONLY
S_lt_llchPressure
o o
3/16"IDRubberTube
/-
SIDE VIEW
/_ Rotatedownward
/_5° to10°
NOT
be angled5° to 10° also.
DrainLineVentTee3/4"PVCor 1/2"CPVC(Fieldsupplied)
Upflow Installations Vent thru Left Side (SeeFigure11)
Remove Drain Tee from inducer discharge and remove black
Drain Tube (1/2" ID) from bottom of Drain Tee. (*9MPD models
only)
Install Vent Pipe grommet in side of casing.
Cut an appropriate length of 2" PVC pipe long enough to exit the
cabinet and connect the vent drain to either:
• A standard field supplied 2" PVC tee (N9MP1 models), or
• A 2" PVC coupling fastened onto the Drain Tee (*9MPD mod-
els)
Install Tee trap into bottom of tee.
Install the 112" CPVC street elbow on discharge of Trap
Install the black PVC drain connector (3/4" PVC x 1/2" CPVC from
loose parts bag) as shown in the illustration above.
25-24-81
Cut the black Drain Tube (5/8" ID - in loose parts bag) to length to
fit between Trap and tube connector through grommet.
Clamp both ends of the Drain Tube using clamps provided.
Glue the CPVC street elbow to the Trap using appropriate cleaner
and solvent cement.
Connect the Tee trap and the main drain line exiting the casing as
shown in Figure 19.
Note: It is recommended that all PVC piping and fitting connec-
tions be fit up and inspected before final cementing. Both the in-
ternal Trap and the external Tee Trap must be primed before
operation. Verify all condensate drain connections are securely
clamped. A coupling and clamps (in loose part bag) may be
installed as shown for future servicing of the vent system.
[_ 44001 102102

Plastic Cap
Yellow or black
/
VentDrain
&Clamps
DrainTube
Corrugated
sis"
SIDE VIEW
_otate downward
NOTE.TBuilt-inchannelwill
beangled 5° to10° also.
All Models Vent thru Right Side
_On SomeModels
ONLY
ReliefTube
Black Rubber
"ID
"BarbedCoupling, 1/2" OD
Either:The PVC
DrainTeeor a field
"_ingle Pressure Switch Detail
DrainLine VentTee3/4"PVC
CPVC(Field supplied)
DrainConnector Black PVC
3/4"PVC X llz" CPVC
(Looseparts bag)
Grommet
"Black RubberS_" CPVC
(Looseparts bag) 25-24-82
All Models Vent thru Right Side (SeeFigure 12)
Disconnect the black Drain Tube between the drain vent and the
Trap.
Rotate the inducer 180 ° for a right side vent after loosening the 4
inducer attachment screws. Reinstall and retighten the inducer
screws to 20" pounds torque.
Using the 1/2" OD barbed coupling in the loose parts bag connect
1 ,
together with the 2 short /2' ID elbowtubes and connect the lower
discharge port of the vent drain to the Trap. Secure all connections
with clamps.
Install the vent pipe grommet into the casing
Cut an appropriate length of 2" PVC pipe long enough to exit the
cabinet and connect the vent drain to either:
•A standard field supplied 2" PVC tee (_9MP1 models), or
• A 2" PVC coupling fastened onto the Drain Tee (_9MPD
models)
Install Tee Trap into bottom section of Tee.
Remove plug from the side of the furnace casing where Drain Tube
will exit.
44001 102102
Install casing grommet (black rubber 5/8" ID grommet -in loose
parts bag)
Install the 1/2" CPVC street elbow on discharge of Trap
3 ,
Install the black PVC tube connector ( /4' PVC x 1/2" CPVC from
loose parts bag) as shown in the illustration above
Cut the black Drain Tube (5/8" ID - in loose parts bag) to length to
fit between Trap and tube connector through grommet.
Clamp both ends of the Drain Tube using clamps provided.
Glue the CPVC street elbow to the Trap using appropriate cleaner
and solvent cement.
Connect the Tee trap and the main drain line exiting the casing as
shown in Figure 19.
Note: It is recommended that all PVC piping and fitting connec-
tions be fit up and inspected before final cementing. Both the in-
ternal Trap and the external Tee Trap must be primed before
operation. Verify all condensate drain connections are securely
clamped. A coupling and clamps (in loose part bag) may be
installed as shown for future servicing of the vent system.

Downflow Left Side Vent and Trap
Yellow or black Plastic Cap
Coupling&Clamps
(Optional)_
VentDrain
&Clamps
Either: The PVC
Drain Teeor a field
supplied 2" PVCTee
TeeTrapWhite PVC
(looseparts bag)
Elbow Tube
112"ID & Clam
(Loose Parts Bag)
Single Pressure Switch Detail
to topof
trap
DrainTube Corrugated 5/8"ID
Cut at straight section
I
Leaveroo_ Cut Here
2" PVCCoupling
DrainTube
Black Rubber
1/2" ID& Clamps
Dual Pressure Switch
BarbedCoupling 1/2"OD
',LooseParts Bag)
SIDE VIEW
//'_ Rotate downward
NOTE_. Bruit-in channel will
he angled 5° to 10° also.
ReliefTube
BlackRubber 3/16"ID
/
On SomeModels
ONL¥
INLET _ <_
Flexible Tubing Connector,
/3/16" OD (loose parts bag)
ReliefTube Extension
Black Rubber,
3/16"IDCut to fit
-- (looseparts bag)
TrapConnection
Preassemble &
insert into furnace 25-24-83
Downflow Left Side Vent and Trap (SeeFigure 13)
Remove the inducer mounting screws, rotate the inducer 180 °
and retighten the inducer screws to 20" pounds torque.
Disconnect the hoses from the Trap assembly, and remove Trap
and Trap mounting bracket from the blower compartment. Using
cover plate and gasket provided in the loose parts bag, cover the
hole from the burner compartment to the blower compartment and
secure with screws.
Move the caps to the top of the Trap and mount the Trap externally
to the left side of the unit using the 2 screws provided.
Cut the 5/8" ID corrugated hose as shown above and fasten the 90 °
bend end to the Trap and fasten the straight end to the transition
drain. Secure both connections with clamps.
Reconnect the 1/2" ID drain hose from the vent drain to the Trap
and secure with a clamp.. In some cases, additional length will be
required for this hose. Use the Black plastic 1/2" OD barbed cou-
pling and a suitable section of 1/2" ID hose to make the connection.
Secure all connections with clamps
Connect the 3/16" ID relief tube from the small port on the Trap to
the to.p_port of the transition as shown in the.picture. In some cases,
additional hose length will be needed. Use the clear plastic 3/16"
3,
OD flexible tubing connector and a suitable length of extra /16' ID
hose to make this connection.
Install the vent pipe grommet into the casing
Cut an appropriate length of 2" PVC pipe long, enough to exit the
cabinet and connect the vent drain to either:
• A standard field supplied 2" PVC tee (N9MP1), or
• A 2" PVC coupling fastened onto the Drain Tee (*9MPD
models)
Install Tee Trap into bottom section of Tee.
Connect the Tee trap and the main drain line exiting the casing as
shown in Figure 19.
Note: It is recommended that all PVC piping and fitting connec-
tions be fit up and inspected before final cementing. Both the ex-
ternal Trap and the external Tee Trap must be primed before
operation. Verify all condensate drain connections are securely
clamped. A coupling and clamps (in loose part bag) may be
installed as shown for future servicinq of the vent s_ystem.
44001 102102

Downflow Right Side Vent and Trap
Plastic Cap
Yellow or black
_otate downward
Vent Drain
&Clamps
NOTE_. Built-in channel will
be angled 5° to 10° also.
Single Pressure Switch Detail
DrainTubeCorrugated-
s/8"ID& Clamps
DrainConnector Black _-
PVC3/4"PVC X 112"CPVC
(Loosepartsbag)
/
/
Elbow Tube BlackRubber
1/2" ID& Clamps
(Loose Parts Barbed Coupling
1/2"OD
(Loose Parts Bag)
Dual Pressure Switch
©
Trap Connection "Clamp ears"
ointed OUT
Preassemble &
Relief Tube insert into furnace
Black Rubber 3/16" ID
DrainTube
Black Rubber
112"ID
Cut to Fit &
Coupling & Clamps
On Some
ModelsONLY 2" PVCCoupling
Either:The PVC
supplied 2" PVC Tee
TeeTrapWhite PVC
WARNING
MoveCaps to topof trap
DrainTube Black Rubber,
5/8"ID Cut to fit & Clamps
(loose partsbag)
25-24-83a
Downflow Right Side Vent and Trap (SeeFigure 14)
Remove the Drain Tee if installed.
Disconnect the hoses from the Trap assembly, and remove Trap
and Trap mounting bracket from the blower compartment. Using
cover plate and gasket provided in the loose parts bag, cover the
hole from the burner compartment to the blower compartment and
secure with screws.
Move the caps to the top of the Trap and mount the Trap externally
to the right side of the unit using the 2 screws provided.
Connect the corrugated Drain Tube from the transition box to the
Trap as shown. If an extension is required, use the black PVC tube
connector and the black 5/8" ID Drain Tube in the loose parts bag.
Cut tube to length. Secure all connections with clamps.
Connect the drain hose from the Vent Drain to the Trap. If an ex-
tension is required, use the black 1/2" OD barbed coupling, con-
nect a black 1/2" ID elbow tube and a suitable section of a 1/2" ID
drain tube to make connection from the vent drain to the trap. Se-
cure all connections with clamps.
Install the vent pipe grommet into the casing
Cut an appropriate length of 2" PVC pipe long, enough to exit the
cabinet and connect the vent drain to either:
• A standard field supplied 2" PVC tee (N9MP1 models), or
• A 2" PVC coupling fastened onto the Drain Tee (*9MPD
models)
Install Tee Trap into bottom section of Tee.
Connect the Tee trap and the main drain line exiting the casing as
shown in Figure 19.
Note: It is recommended that all PVC piping and fitting connec-
tions be fit up and inspected before final cementing. Both the ex-
ternal Trap and the external Tee Trap must be primed before
operation. Verify all condensate drain connections are securely
clamped. A coupling and clamps (in loose part bag) may be
installed as shown for future servicing of the vent system.
44001 102102 [_

Vent Drain
&Clamps
Horizontal Left Thru Top
Plastic Caps
black
Alternate Orienation
Single Pressure Switch Detail
Trap Connection
/"Clamp ears"
Pointed OUT
Preassemble &
insert into furnace
Dual Pressure Switch
j
Relief Tube
Black Rubber
/3/16" ID
FlexibleTubingConnector
;"OD (LoosePartsBag)
ReliefTubeExtension
"ID
Cut tp Fit (LooseParts Bag)
Field
Supplied Tee
TeeTrapWhite PVC
(loose parts bag)
Coupling &Clamps
(Optional)
Cap andClamp
Open End
Drain Tube
Black Rubber DrainTubeCorrugated /8 ID &Clamps
Cut at straight section
I
Leaveroomfor clamp Cut Here 25-24-84
Horizontal Left-Thru Top (SeeFigure15)
Disconnect the hoses from the Trap assembly, and remove Trap
and Trap mounting bracket from the blower compartment. Using
cover plate and gasket provided in the loose parts bag, cover the
hole from the burner compartment to the blower compartment and
secure with screws.
Mount the Trap externally to the bottom side of the unit using the
2 screws provided in the location shown.
Cut the corrugated tube as shown in the illustration above. Con-
nect the corrugated hose from the transition to the Trap. Secure
connections with clamps.
Remove the black 1/2" ID Drain Tube from the Drain Tee. Install
a yellow cap and clamp over the open drain port of the Drain Tee.
Connect the black 1/2" ID Drain Tube from the Vent Drain to the
Trap. Secure connections with clamps.
Connect the 3/16" ID relief tube to the middle port on the Trap. If an
extension is required, use the 3116" OD flexible tubing connector
and the black 3/16" ID relief tube in the loose parts bag. Cut tube
to length. Secure all connections with clamps.
Cut an appropriate length of 2" PVC pipe, long enough to exit the
cabinet and connect the vent drain to either:
• A standard field supplied 2" PVC tee (N9MP1 models), or
• A 2" PVC coupling fastened onto the Drain Tee (*9MPD
models)
Install Tee Trap into bottom section of Tee.
Connect the Tee trap and the main drain line exiting the casing as
shown in Figure 19.
Note: It is recommended that all PVC piping and fitting connec-
tions be fit up and inspected before final cementing. Both the ex-
ternal Trap and the external Tee Trap must be primed before
operation. Verify all condensate drain connections are securely
clamped. A coupling and clamps (in loose part bag) may be
installed as shown for future servicing of the vent system.
[_1 440O1102102

Horizontal Left-Side Vent
Alternate Orienation
£
Field
Single Pressure Switch Detail
Yellow or black
Plastic
f
TeeTrapWhite PVC r
(loosepartsbag) \
OnSome_--_ _
ModelsONLY
jo
'_ Level or Sloped towards Tee
Dual Pressure Switch
3/16" ID
VentDrain
& Clamps
Elbow Tube Black Rubber
ID & Clamps
(Loose Parts Bag)
BarbedCoupling
1/2"OD (LooseParts Bag)
Drain TubeBlack Rubber
112"ID &Clamps
WARNING
Flexible Tubing
3/16" OD (Loose Parts Bag)
Relief Tube Extension
Black Rubber 3/16" ID Cut to Fit
(Loose Parts Bag)
5 _r
DrainTubeBlack, /A ID Corrugated
Cut atstra!igl_tsection
_Cut Here
Leaveroom for clamp 25-24-88
Horizontal Left-Side Vent (SeeFigure 16)
Remove the Drain Tee from the Vent Drain if installed (*9MPD
models only)
Rotate the inducer 180 ° for a side vent after loosening the 4 induc-
er attachment screws. Reinstall and retighten the inducer screws
to 20" pounds torque.
Disconnect the hoses from the Trap assembly, and remove Trap
and Trap mounting bracket from the blower compartment. Using
cover plate and gasket provided in the loose parts bag, cover the
hole from the burner compartment to the blower compartment and
secure with screws.
Mount the Trap externally to the bottom side of the unit using the
2 screws provided in the location shown.
Cut the corrugated tube as shown in the illustration above. Con-
nect the corrugated hose from the transition to the Trap. Secure
connections with clamps.
Connect the black 1/2" ID Drain Tube from the Vent Drain to the
Trap. If an extension is required, use the black 1/2" OD flexible tub-
ing connector and the black 1/2" ID Drain Tube in the loose parts
bag. Cut tube to length. Secure connections with clamps.
Connect the 3/16" ID relief tube to the middle port on the Trap. If an
extension is required, use the 3/16"OD flexible tubing connector
and the black 3/16" ID relief tube in the loose parts bag. Cut tube
to length.
Cut an appropriate length of 2" PVC pipe, fittings and extension
pipe long enough to exit the cabinet and connect the vent drain to
either:
•A standard field supplied 2" PVC tee (N9MP1 models), or
• A 2" PVC coupling fastened onto the Drain Tee (*9MPD
models)
Install Tee Trap into bottom section of Tee.
Important: The pipe to the Tee Trap must be level or sloping to-
wards the Tee Trap
Connect the Tee trap and the main drain line exiting the casing as
shown in Figure 19.
Note: It is recommended that all PVC piping and fitting connec-
tions be fit up and inspected before final cementing. Both the ex-
ternal Trap and the external Tee Trap must be primed before
operation. Verify all condensate drain connections are securely
clamped. A coupling and clamps (in loose part bag) may be
installed as shown for future servicing of the vent system.
A coupling and clamps (in loose part bag) may be installed as
shown for future servicing of the vent system.
44001 102102 [_J

Horizontal Right thru Top
Trap Connection
Preassemble&
insertintofurnace
Relief Tube Rubber Tube
3/16" ID
Single Pressure Switch Detail
Plastic Cap
Yellowor black
Alternate Orienation
Coupling &Clamps
FlexibleTubing Connector
3/16"OD (LooseParts Bag)-_.__
WARNING
Add Cap and
Clamp
Vent Drain
&Clamps
\
iField
Supplied Tee
_Tee Trap
\ _" White PVC
oose parts bag)
ReliefTube Extension
Black Rubber3/16" ID
Cut to Fit (Loose Parts Bag)
\
/,
Drain TubeCorrugated s/8"ID & Clam
Cut at strai_ section I
Leave roomfor cla/mp" "_'" Cut Here
112"
ID& Clamps(LoosePartsBag)
,.LET
On SomeModels
ONLY
\BarbedCoupling 112"OD
(Loose PartsBag)
Drain Tube Black Rubber
112"ID& Clamps
Horizontal Right Thru Top (SeeFigure17)
Disconnect the hoses from the Trap assembly, and remove Trap
and Trap mounting bracket from the blower compartment. Using
cover plate and gasket provided in the loose parts bag, cover the
hole from the burner compartment to the blower compartment and
secure with screws.
Mount the Trap externally to the bottom side of the unit using the
2 screws provided in the location shown.
Cut the corrugated tube as shown in the illustration above. Con-
nect the corrugated hose from the transition to the Trap. Secure
connections with clamps.
Connect the black 1/2" ID Drain Tube from the Vent Drain to the
Trap. If an extension is required, use the black 1/2" OD barbed
coupling and the black 1/2" ID Drain Tube in the loose parts bag.
Cut tube to length. Secure connections with clamps.
Connect the 3/16" ID relief tube to the middle port on the Trap. If
an extension is required, use the clear 3/16" OD flexible tubing con-
25-24-89
nector and the black 3/16" ID relief tube in the loose parts bag. Cut
tube to length,
Cut an appropriate length of 2" PVC pipe, fittings and extension
pipe long enough to exit the cabinet and connect the vent drain to
a standard field supplied 2" PVC Tee
Install Tee Trap into bottom section of Tee.
Connect the Tee trap and the main drain line exiting the casing as
shown in Figure 19.
Note: It is recommended that all PVC piping and fitting connec-
tions be fit up and inspected before final cementing. Both the ex-
ternal Trap and the external Tee Trap must be primed before
operation. Verify all condensate drain connections are securely
clamped. A coupling and clamps (in loose part bag) may be
installed as shown for future servicing of the vent system.
[_ 440O1102102

HorizontalRight-SideVent
Single Pressure Switch Detail
/
ReliefTube BlackRubber /
3/16"ID
Dual Pressure Switch/_
DrainTubeCorrugated, s/8" ID& Clamps/ (
Cut at straight section
FlexibleTubingConnector
3/16"OD (LooseParts Bag)
Relief Tube Extension_
Black Rubber 3/16" ID
Cut to Fit (Loose Parts Bag)
Leaveroom for clamp Cut Here
Plastic Cap
Yellow or black
Vent Drain
&Clamps
Level or Sloped
towards Tee
Coupling &Clamps
ptional)
Field
j Supplied Tee
/
J'/ TeeTrap
_WhitePVC
(Iooseparts bag)
Elbow Tube
Black Rubber
112"ID&Clamps
(Loose Parts Bag)
On SomeModels
ONLY
INLET <_
Alternate Orienation
DrainTube Coupling 1/2" OD
BlackRubber
1/2"ID& Clamps (LooseParts Bag) 25-24-84c
Horizontal Right Side Vent (SeeFigure 18)
Disconnect Drain Tee if installed (*9MPD models only)
Disconnect the hoses from the Trap assembly, and remove Trap
and Trap mounting bracket from the blower compartment. Using
cover plate and gasket provided in the loose parts bag, cover the
hole from the burner compartment to the blower compartment and
secure with screws.
Mount the Trap externally to the bottom side of the unit using the
2 screws provided in the location shown.
Cut the corrugated tube as shown in the illustration above. Con-
nect the corrugated hose from the transition to the Trap. Secure
connections with clamps.
Connect the black 1/2" ID Drain Tube from the Vent Drain to the
Trap. If an extension is required, use the 1/2" OD barbed coupling
and the black 1/2" ID Drain Tube in the loose parts bag. Cut tube
to length. Secure connections with clamps.
Connect the 3/16" ID relief tube to the middle port on the Trap. If
an extension is required, use the clear 3/16"OD splice connector
and the black 3/16" ID relief tube in the loose parts bag. Cut tube
to length.
Cut an appropriate length of 2" PVC pipe, fittings and extension
pipe long enough to exit the cabinet and connect the vent drain to
either:
•A standard field supplied 2" PVC tee (N9MP1 models), or
• A 2" PVC coupling fastened onto the Drain Tee (*9MPD
models)
Install Tee Trap into bottom section of Tee.
Important: The pipe to the Tee Trap must be level or sloping to-
wards the Tee Trap
Connect the Tee trap and the main drain line exiting the casing as
shown in Figure 19.
Note: It is recommended that all PVC piping and fitting connec-
tions be fit up and inspected before final cementing. Both the ex-
ternal Trap and the external Tee Trap must be primed before
operation. Verify all condensate drain connections are securely
clamped. A coupling and clamps (in loose part bag) may be
installed as shown for future servicing of the vent system.
44001 102102 [_

iiiiiiiiiiiiiiiiiiiiiiiiiiii!¸I¸!!!ii¸!;::i¸I¸I¸I;I¸!!i!i!!!i¸i¸iJiii ii!!iil ii ¸iiiiiiiiiiiiii
Connecting Tee Trap to Condensate
Trap and Main Drain Line
Open Tee
\,
Evaporator
Coil
Drain Line
(Optional)
Main
Drain
Line
Condensate
Trap 25-24-85
The Tee Trap must be connected to the main condensate drain
line as conceptually shown above. Different installations may
require slightly different orientations. The following steps apply
to all installations.
2. The Tee Trap should be installed as close to the side or top
of the furnace as practical. Minimize the distance between
the inducer and the Tee Trap as much as possible.
3.
4.
An open tee is to be used at the Tee Trap discharge. The top
end of the tee should be open to the atmosphere to elimi-
nate potential air lock problems.
The drain line from the Tee Trap is to be connected to the
furnace condensate trap drain line as shown above.
5. Condensate drain lines from a cooling coil may be con-
nected downstream of the connection point of the Tee Trap
and Furnace Condensate Trap.
Important: Prime both traps with water before operation.
Failure to prime the traps may result in discharge of flue gases
from the condensate drain line and open tee for a period of
time, and may result in temporary lockout of the furnace upon
start up. Main drain line construction is left to the discretion of
the installer. It may be made of either ridged pipe or flexible
tube. Tube ID should NOT be less than 1/2%
Connecting Vent and Combustion Air Piping
CARBON MONOXIDE POISONING HAZARD
Failure to properly seal vent piping could result in
death or personal injury.
Cement or mechanically seal all joints, fittings, etc.
to prevent leakage of flue gases.
Refer to Figure 10 through Figure 18 that corresponds to the
installation position of the furnace for the application.
Preassemble the vent and combustion air piping from the furnace
to the vent termination. Do not cement the pipe joints until the pipe
preassembly process is complete.
Combustion Air Pipe Connection (Dual Certified or
Direct Vent)
Install the air intake coupling and gasket to the furnace with the
four(4) screws.
Note: The air intake cou piing and gasket ca n be installed to the top
panel to the alternate air intake locations on either the left or right
side panels of the furnace.
For downflow installation, the air intake coupling and gasket must
be installed to the alternate air intake location on either the left or
right side panels. Install the 3" hole plug from the furnace accesso-
ry bag and relocate to the open hole in the furnace panel. Use four
screws to seal the four(4) mounting holes in the top panel next to
the hole plug. Drill four(4) 7/64" diameter holes in the casing using
the air intake coupling as the template.
The air intake coupling is sized for 2" PVC pipe.
Install the combustion air pipe to the air intake coupling using RTV
sealant to provide for future serviceability.
Vent Pipe Connection
Install the vent pipe grommet to the furnace panel. Locate the
grommet in the furnace panel at a location directly away from the
vent fitting on the combustion blower. The grommet snaps into the
3" hole from the furnace panel. NOTE: Depending on the installa-
tion position, the vent pipe grommet will be installed to the top pan-
el or to the alternate location on the side panels. If needed, remove
the 3" hole plug from the loose parts bag and install in the open
hole in the furnace panel. (See Figure 10 or Figure 19)
Install the vent pipe to the rubber coupling, the vent fitting or the
PVC vent extension pipe. Securely attach using the clamp or PVC
cement as required.
Note: The vent fitting MUST be installed with the air flow
marking arrow pointed toward the vent pipe. (See Figure 20)
Some installations require the vent fitting to be installed with
a 5 ° to 10 ° downward slope. (See Figure 10 thru Figure 19)
[_ 44001 102102

Proper Sealing Procedure for
Combustion Blower
RubberCoupling _Vent Pipe
&Clamps___ _ _([op Panel Exit)
VentPiDe _ N°TE: The 90 ° elbow is approved
r for use inside the furnace ONLY.
90° Elbow &Clamps
Combustion
Blower
Tee
Pipe (Side Panel
Exit) SIDE VIEW
wnward
NOTE:Built-in channel will beangled 5° to 10° also. 25-24-14a
Joining Pipe and Fittings
FIRE HAZARD
Failure to do so could cause death, personal injury
and/or property damage.
Observe all cautions and warnings printed on
material containers
Provide adequate ventilation and do NOT assemble
near heat source or open flame. Do NOT smoke
while using solvent cements and avoid contact with
skin or e_es.
This furnace is approved for venting with Schedule 40 PVC,
CPVC, ABS, Cellular Core pipe fittings and SDR-26 PVC.
NOTE: All PVC, CPVC, ABS, and Cellular Core pipe fittings, sol-
vent cement, primers and procedures MUST conform to American
National Standard Institute and American Society for Testing and
Materials (ANSI/ASTM) standards.
Pipe and Fittings: PVC - Ref ASTM D1785, D2241, D2466,
D2665 & D3311
ABS - ASTM D2661, D1527 & F-628
Cellular Core - F-891
•PVC Primer and 5olvent Cement -Ref ASTM D2564
• Procedure for Cementing Joints - Ref ASTM D2855
• Procedure for PVC to AB5 transition - Ref ASTM D3138
NOTE: In order to create a seal that allows future removal of pipe,
RTV sealant MUST be used on the inlet pipe where itjoins to the
furnace. PVC, CPVC, ABS, and Cellular Core pipe and cement
may be used on all other joints.
CARBON MONOXIDE POISONING HAZARD
Failure to follow this warning could result in death or
personal injury.
Do NOT use solvent cement that has become
curdled, lumpy or thickened and do NOT thin.
Observe precautions printed on containers. For
applications below 32 ° F., use only low temperature
type solvent cement. Poor joints may lead to
disconnected or leaking vent pipe joints allowing
carbon monoxide to enter the living space.
1. Cut pipe end square, remove ragged edges and burrs.
Chamfer end of pipe, then clean fitting, socket and pipe joint
of all dirt, grease, or moisture.
NOTE: Stir the solvent cement frequently while using. Use a natu-
ral bristle brush or the dauber supplied with the cement. The prop-
er brush size is one inch.
2. After checking pipe and socket for proper fit, wipe socket
and pipe with cleaner-primer. Apply a liberal coat of primer
to inside surface of socket and outside of pipe. Do NOT al-
low primer to dry before applying cement.
3. Apply a thin coat of cement evenly in the socket. Quickly ap-
ply a heavy coat of cement to the pipe end and insert pipe
into fittings with a slight twisting movement until it bottoms
out.
NOTE: Cement MUST be fluid while inserting pipe. If NOT, recoat
pipe.
4. Hold the pipe in the fitting for 30 seconds to prevent the ta-
pered socket from pushing the pipe out of the fitting.
5. Wipe all excess cement from the joint with a rag. Allow 15
minutes before handling. Cure time varies according to fit,
temperature and humidity.
Connecting Vent Pipes and Termination
NOTE: Combustion air intake and vent MUST terminate in the
same atmospheric pressure zone. If installation is in a cold climate
(sustained temperatures below 0°F), increase the minimum dis-
tance between vent pipe and air intake from 8" to 18".
CARBON MONOXIDE POISONING HAZARD.
Failure to properly vent this furnace could result
in death or personal injury.
Maintain a minimum of 36" between combustion
air inlet and clothes dryer vent. Terminate the
combustion air intake as far as possible from any
air conditioner, heat pump, swimming pool,
swimming pool pumping, chlorinator or filtration
unit.
Install all couplings, nipples and elbows using proper proce-
dures for Joining Pipe and Fittings and maintain spacing
between vent and combustion air piping as indicated in
Figure 21 through Figure 29.
44001 102102 [_

SidewallTermination12"or More
.............................................................................AboveSnowLevelor GradeLevel
MIN. _ "18" Minimum for cold climates
1(substained below 0 ° F)
EL 25-00-05F
SNOW LEVEL
Horizontal Termination
1, Cut two holes. 21/2" for 2" pipe, 3" for 21/2" pipe, or 31/2" for
3" pipe. Do NOT make the holes oversized, or it will be nec-
essary to add a sheet metal or plywood plate on the outside
with the correct size hole in it.
2. Check hole sizes by making sure it is smaller than the cou-
plings or elbows that will be installed on the outside. The
couplings or elbows MUST prevent the pipe from being
pushed back through the wall.
3. Extend vent pipe and combustion air pipe through the wall
3/4" to 1" and seal area between pipe and wall.
4. Install the couplings, nipple and termination elbows as
shown and maintain spacing between vent and combustion
air piping as indicated in Figure 21 and Figure 22.
A metal shield is recommended 18" x 18" min. or 18" min. diameter
a round the vent termination at the exterior wall to protect the house
exterior materials from flue product or condensation (freezing)
damage.
Using ExteriorRisers
1. Install elbows and pipe to form riser as shown in Figure 22.
2. Secure vent pipe to wall with galvanized strap or other rust
resistant material to restrain pipe from moving.
3. Insulate pipe with Armaflex or equivalent moisture resistant
closed cell foam insulation or Fiberglass insulation if boxed
in and sealed against moisture.
Sidewall Termination with Exterior
Risers to Get Above Snow Level or
Grade Level
8" *
MIN. "18" Minimum for cold climates
20' (substained below 0° F)
8"
MIN.
Vertical Termination
1. Figure 23 shows the proper installation and clearances for
vertical vent termination. The vertical roof termination
should be sealed with a plumbing roof boot or equivalent
flashing. The inlet of the intake pipe and end of the exhaust
vent must be terminated no less than 12" above the roof or
snow accumulation level, and 12" away from a vertical wall
or other protrusion.
2. If the vent system is installed in an existing chimney make
sure clearances shown in Figure 23 are maintained. Hori-
zontal section before the termination elbow can be ex-
tended on the inlet air to provide necessary clearance.
Rooftop Termination
A =12"Aboveroofor snowaccumulationlevel
B=8" Min.,20'Maximum,exceptinareaswithextremecoldtemperatures
(sustainedbelow0°% the18"Min.
Vent Termination Shielding
Under certain wind conditions some building materials may be af-
fected by flue products expelled in close proximity to unprotected
surfaces. Sealing or shielding of the exposed surfaces with a cor-
rosion resistant material (such as aluminum sheeting) may be re-
quired to prevent staining or deterioration. The protective material
should be attached and sealed (if necessary) to the building before
attaching the vent terminal.
Multi Vent Termination Clearances
When two (2) or more furnaces are vented near each other, each
furnace must be individually vented.
Two (2) vent terminations may be installed as shown in Figure 24,
Figure 25, Figure 26, Figure 27, Figure 28 and Figure 29, but
the next vent termination must be at least 36" away from first 2 ter-
minations. It is important that vent terminations be made as shown
to avoid recirculation of flue gases.
g_ii_ I c°ncentric Vent and c°mbusti°n-Air Roof Termination
J
12" Min. Grade or_
Snow Level
Combustion
Air
25-00-04F Dimension "A"is touching or 2"maximumseparation.
44001 102102

Concentric Vent and Combustion-
Air Sidewall Termination
Exhaust
25-22-02d
Dimension "A" is touching or 2" maximum separation.
1 Sidewall Inlet Vent andExhaust-AirTermination
8" Min.
18" Min. for
Cold Climates
(Sustained Below 0oF)
12" Min. Grade or
Snow Level
__Dimension "A" is touchin_ or 2" maximum separation.
Sidewall Inlet Vent and Exhaust-Air
Termination with Exterior Risers
/// 18" Min. for Cold Climates
(Sustained Below 0° F) 8" Min.
Gradeor
Snow Level
Dimension "A" is touchinq or 2" maximum separation.
Rooftop Inlet Vent and Exhaust-
Air Termination
18" Min. for Cold Climates F \ _
(SustainedBelow 0°F)
8"Min.
20'Max.
12" Min.
Level
/
Exhaust
25-22-43
iii_i_:¸!!!!_!:!;ii¸ii¸ii¸fill¸11;%;!;¸i!i!i!i!i!i!i!i!i!i!i!i%i;i;iiii¸ii;;!!%iiiiiiiiiiiiiiiiiiiiiil;;!;!;!:!_i¸
Recommended Alternate
Installation for Sustained
.............................................................................Cold Weather (-O° F&below)
_ OVERHANG
EXHAU_ k12_ MIN.
INLET
12" MIN.Ground Level
_ f OR Snow Level
FRONT VIEW
Same Joist
Space
SIDE VIEW
12"
25-23-73
44001 102102 [_

5. Concentric Termination
Vent Termination Clearances
CARBON MONOXIDE POISONING, FIRE AND
EXPLOSION HAZARD
Failure to properly vent this furnace could result in
death, personal injury and/or property damage.
Inlet and outlet pipes may NOT be vented directly
above each other (standard vent terminals).
1. Determine termination locations based on clearances spe-
cified in following steps and as shown in Figure 8,
Figure 30 through Figure 35.
2. The vent termination must be located at least 12" above
ground or normally expected snow accumulation levels.
3. Do NOT terminate over public walkways. Avoid areas
where condensate may cause problems such as above
planters, patios, or adjacent to windows where steam may
cause fogging.
4. The vent termination shall be located at least 4' horizontally
from any electric meter, gas meter, gas regulator, and any
relief equipment. These distances apply ONLY to U.S.
installations.
5. The vent termination is to be located at least 3' above any
forced air inlet located within 10'; and at least 10' from a
combustion air intake of another appliance, except another
direct vent furnace intake.
6. In Canada, the Canadian FuelGas Codetakes precedence
over the preceding termination instructions.
Concentric Vent Termination -Kit #
NAHA001CV &NAHA002CV
These kits are for vertical or horizontal termination of the combus-
tion air inlet and the exhaust vent pipes on Category [V gas-fired
condensing furnaces. The NAHA001CV kit can be used for 3" di-
ameter pipe systems. The NAHA002CV kit can be used for 2" di-
ameter pipe system. Refer to Table 5 or Table 6 for the correct
pipe size for the furnace. Both the combustion air inlet and the ex-
haust vent pipes must attach to the termination kit. The termination
kit must terminate outside the structure and must be installed per
the instructions outlined below for vertical or horizontal termina-
tion. Vertical termination is preferred. Field supplied pipe and fit-
tings are required to complete the installation.
Kit Components
KitContents:
3" Rain Cap or 2" RainCap
3 Diameter SDR-26 Pipe, 19 /2 Long or
.1.
4Diameter SDR-26 Pipe, 37 /8 Long,
t_ 5 i_
2Diameter SDR-26 Pipe, 31 /8 Long or
21/2"Diameter SDR-26 Pipe, 24" Long,
3" YConcentric Fittingor 2" YConcentric Fitting
Nominal3" or4"Dia.
,/. SDR-26Pipe
AlL
• 2 or 2112" Dia.
YConcentricFitting SDR-26Pipe
2" or 3" Dia.
Rain Cap
25-22-03
Vertical & Horizontal Termination
1,
2.
Determine the pipe diameters required for the installation
from Table 5 or Table 6 and Figure 32.
Determine the best location for the termination kit. See
Figure 31 for vertical termination or Figure 35 for horizon-
tal termination• Roof termination is preferred since it is less
susceptible to damage, has reduced intake contaminants
and less visible vent vapor• For side wall termination, con-
sideration should be given to: 1) possible damage from the
vapors to plants/shrubs, other equipment and building ma-
terials, 2) possible damage to the terminal from foreign ob-
jects, 3) wind effects that may cause recirculation of flue
products, debris or light snow and 4) visible vent vapor•
Concentric Vent Roof Installation
Vent
Combustion
R°°f2i'r°"
Flashing _.. r
(FieldSupplied)
Vent _ i
Maintain12"min.clearanceabove
highestanticipatedsnowlevel.Max.
_24" aboveroof.
(FieldSupplied)
45° Elbow
Combustion
Note: 25-22-02
Support must be field installed to secure termination kit to structure•
3. Cut one 5" diameter hole through the structure for the
NAHAOOICV Kit or one 4" diameter hole for the
NAHAOO2CV Kit.
4. Dimension D may be lengthened to 60" max. or shortened
by cutting the pipes to 12" min. Dimension A will change ac-
cording to D dimension. (See Figure 32)
[_ 44001 102102

ConcentricVentDimensional
Drawing
PVC,ntake,C, s 0
._ A
Model A* B C
381/8 3 41/2
33_/8 2 31/2
11/2"
NAHAOO1CV
NAHAOO2CV
25-22-03
D _*
211/8
16;/8
*=Dimension will change accordingly as dimension D is
lengthened or shortened.
** = Dimension D may be lengthened to 60" may also be
shortened by cutting the pipes provided in the kit to 12"
minimum
Concentric Termination Kit
NAHA001CV &NAHA002CV Venting
Table for *9MPD Models
50,000, 75,000 & 80,000 Btuh Furnaces
NAHA002CV -35' & (4) 90 ° elbows with 2" PVC pipe or
NAHA001CV - 65' & (4) 90 ° elbows with 3" PVC pipe
100,000 Btuh Furnace
NAHA001CV - 35' & (4) 90 ° elbows with 3" PVC pipe or
NAHA001CV - 65' & (4) 90 ° elbows with 3" PVC pipe &
Long Vent Kit (See Tech. Manual)
125,000 Btuh Furnace
NAHA001CV - 35' & (4) 90 ° elbows with 3" PVC pipe
1, Do not include the field supplied 45 ° elbow in the total elbow
count,
2, If more than four elbows are required, reduce the length of
both the inlet and the exhaust pipes five feet for each
additional elbow used,
3, Elbows are DWV long radius type for 2" and 3" vents.
NOTE: Feet of pipe is whichever pipe run is the longest, either
inlet or outlet side.
5. Partially assemble the concentric vent termination kit.
Clean and cement the parts using the procedures for Join-
ing Pipe and Fittings section of the manual. A) Cement theY
Concentric fitting to the 4" diameter kit pipe. (See
Figure 33) B) Cement the 3" rain cap to the 21/2" diameter
kit part. (See Figure 33) NOTE: A field supplied stainless
steel screw may be used to secure the rain cap to the pipe
instead of cementing when field disassembly is desired for
cleaning (See Figure 33)
Concentric Termination Kit
NAHAOOICV &NAHAOO2CV Venting
Table for NDMP2 Models
50,000 & 80,000 Btuh Furnaces
NAHAOO2CV - 35' & (4) 90 ° elbows with 2" PVC pipe or
NAHAOOICV - 65' & (4) 90 ° elbows with 3" PVC pipe
75,000 Btuh Furnace
NAHAOO2CV - 20' & (2) 90 ° elbows with 2" PVC pipe or
NAHAOO2CV - 35' & (4) 90 ° elbows with 2" PVC pipe &
Long Vent Kit (See Tech. Manual) or
NAHAOOICV - 65' & (4) 90 ° elbows with 3" PVC pipe
100,000 Btuh Furnace
NAHAOOICV - 35' & (4) 90 ° elbows with 3" PVC pipe or
NAHAOOICV - 65' & (4) 90 ° elbows with 3" PVC pipe &
Long Vent Kit (See Tech. Manual)
125,000 Btuh Furnace
NAHAOOICV - 35' & (4) 90 ° elbows with 3" PVC pipe
1. Do not include the field supplied 45 ° elbow in the total elbow
count,
2. If more than four elbows are required, reduce the length of
both the inlet and the exhaust pipes five feet for each
additional elbow used.
3. Elbows are DWV long radius type for 2" and 3" vents,
NOTE: Feet of pipe is whichever pipe run is the longest, either
inlet or outlet side,
If assembly needs to be extended to meet height or side wall thick-
ness requirement, the two pipes supplied in the kit may be re-
placed by using the same diameter solid, single (no coupling
connections) field supplied SDR-26 PVC (ASTM D2241) pipes.
Do not extend dimension D more than 60". (See Figure 32)
Do not use field supplied couplings to extend the pipes.
Airflow restriction will occur and the furnace pressure switch
may cause intermittent operation.
25-22-02
Rain Cap to Vent Pipe Assembly
Drill clearance hole in rain
capandp_t pipe.
Stainless steel screw
(Fieldsupplied)
CARBON MONOXIDE POISONING HAZARD
Failure to follow this warning could result in death
or personal injury.
When using the alternate screw assembly method,
drill a clearance hole in the rain cap and a pilot hole
in the vent pipe for the screw size being used.
Failure to drill adequate holes may cause cracking
of the PVC components, allowing flue gases to be
recirculated.
44001 102102 E_

CARBON MONOXIDE POISONING HAZARD
Failure to follow this warning could result in death
or personal injury.
Do not operate the furnace with the rain cap
removed as recirulation of the flue gases may
occur. Water may also collect inside the larger
combustion air pipe and flow to the burner
enclosure.
6, Install the Y concentric fitting and the pipe assembly through
the structure's hole. For vertical termination, install the parts
through the field supplied roof boot/flashing. NOTE: Do not
allow insulation or other materials to accumulate inside the
pipe assembly when installing through the structure's hole.
7. Secure the assembly tothe structure as shown in Figure 31
or Figure 35 using field supplied metal strapping or equiva-
lent material.
NOTE: Ensure the termination height is above the roof sur-
face or anticipated snow level as shown in Figure 31 for
vertical termination. Ensure the termination location clear-
ance dimensions are as shown in Figure 34 and Figure 35
for horizontal termination.
8, Install the rain cap and the small diameter pipe assembly in
the Y concentric fitting and the large pipe assembly. Ensure
that the small diameter pipe is bottomed out and securely
cemented in the Y concentric fitting.
9. Cement the furnace combustion air and vent pipes to the
concentric vent termination assembly. See Figure 34 or
Figure 35 for proper pipe attachment.
10. Operate the furnace through one heat cycle to ensure com-
bustion air and vent pipes are properly connected to the
concentric termination connections.
Concentric Vent and Combustion-
Air Side Termination
Roof Overhang
Maintain12" clearanceabove highestantici-
patedsnow levelor gradewhichever is greater.
25-22-02
Concentric Vent Sidewall
Attachment
Vent
Combustion
Air
Note:
Strap
(Field Supplied) Y///_ Combustion
S ,
1" max.
45° Elbow _-:_c_-:
(FieldSupplied) ...... 25-22-02
Securing strap must be field installed to prevent movement of termination kit in side wall.
6. Gas Supply and Piping
CARBON MONOXIDE POISONING, FIRE AND
EXPLOSION HAZARD.
Failure to follow these instructions could result in
death, personal injury and/or property damage.
Models designated for Natural Gas are to be used
1. Properly size gas pipe to handle combined appliance load
or run gas pipe directly from gas meter or LP gas regulator.
Refer to NFGC and ANSI Z223.1 for proper gas pipe size.
2. Install correct pipe size for run length and furnace rating.
3. Measure pipe length from gas meter or LP second stage
regulator.
NOTE: In the state of Massachusetts:
with Natural Gas ONLY, unless properly converted to
use with LP gas.
NOTE: The rating plate is stamped with the model number, gas
type and gas input rating. In addition, models manufactured for
sale in Canada have orifice size information stamped on the rating
1. Gas supply connectors MUST be performed by a licensed
plumber or gas fitter.
2. When flexible connectors are used, the maximum length
shall not exceed 36" (915 mm).
3. When lever handle type manual equipment shut off valves
are used, they shall be T-handle valves.
4. The use of copper tubing for gas piping is NOT approved by
the state of Massachusetts.
plate.
Gas Piping Requirements
NOTE: The gas supply line must be installed bya qualified service
technician in accordance with all building codes.
NOTE: Refer to Figure 36 or Figure 37 for the general layout at
the furnace. The rules listed apply to natural and LP gas pipe
installations.
NOTE: On the Dual Certified or Direct Vent models, install the gas
pipe grommet to the furnace side panel with the gas pipe entry. If
needed, remove the 2" hole plug and relocate to the open hole in
the furnace side .panel.
44001 102102

FIRE OR EXPLOSION HAZARD
Failure to properly install metal gas connector
could result in death, personal injury and/or
property damage.
A flexible corrugated metal gas connector must be
properly installed, shall not extend through the side
of the furnace,and shall not be used inside the
furnace.
Black iron pipe shall be installed at the furnace gas
control valve and extend a minimum of 2" outside
furnace casing.
6.
7.
Use black iron or steel pipe and fittings or other pipe ap-
proved by local code.
Use ground joint unions and install a drip leg no less than 3"
long to trap dirt and moisture before it can enter gas valve.
Use two pipe wrenches when making connections to pre-
vent gas valve from turning•
Install a manual shut-off valve external to furnace casing
and tighten all joints securely•
If local codes allow the use of flexible gas appliance connec-
tors, always use a new, listed connector• Do not use a con-
nector which has previously serviced another gas
appliance•
iiiiiiii_i!!i!i!i!i!i!::_i;:;:;:il;i:::::i¸_i_!_i_i!_iii_i_ii_i!i!i!iiii_iii!iiiiiiiiiiiii_ii_iii!!_iiiiiiiiiiiiiiiiii_iiiii_iiiiiiiiiiiiiiiiiiiiiiii_i;i_i!i;i_ii_ii_ii_ii_ii_ii_ii_
Typical Gas Pipingfor Upflow
Drip Leg and Union, Union* should be outside the Gas Pipe Grommet (Single Pipe)
cabinet•Manualshut-off valveMUST be upstreamof vM_;eUa,shut-off /
dripleg, union, and furnace. _ "--......_ _,_ _ __
Use elbows and 3" pipenipple to connectvalveto _ _ _._ _._
pipingwhen using rightside gas pipeentry,_ _ _ _, _ _ _
'n_P_,Pe _ _ _ .._ hMOdee_
4 :L, s.,c
bUcn_o nem:fYcf:a irn Stcaellse.dinside the ca binet when n ecessa ry _ "_d _
•Alterative
installation
may
or2
re
8S
25-24-86
iiiiiiiiiiiiiiiiiiii !i!ii i ! i i i i i i i i i i i i i i i i iiii:iiT pica,GasPipingforDownf,ow
Use elbows and 3" pipe nipple to connect valve
to piping when using left side gas pipe entry.
LPLow pressure
switchREQUIRED. Manualshut-
valve
Drip Leg and Union, Union* should
the cabinet. Manual shut-off valve MUST be
upstream of dripleg, union, and furnace.
_Union may be installed inside the cabinet when necessary
because of clearances.
Gas Pipe Grommet
(Single Pipe)
44001 102102
25-25-46a

Additional LP Connection Requirements
1. Have a licensed LP gas dealer make all connections at stor-
age tank and check all connections from tank to furnace.
2. If copper tubing is used, it MUST complywith limitation set in
National Fuel Gas Code or CGA codes.
3. Two-stage regulation of LP gas is recommended.
LP Conversion
An accessory kit shall be used to convert to propane gas use, see
the furnace rating plate for the LP conversion accessory kit part
number.
Do NOT allow minimum gas supply pressure to vary down-
ward. Doing so will decrease input to furnace. Refer to
Table 7, Table 8, Table 9, Table 10 and Table 11 for nor-
mal gas supply and manifold pressures.
Gas Supply Pressure
Gas supply pressure should be within minimum and maximum val-
ues listed on rating plate. Pressures are usually set by gas suppli-
ers.
Manifold Gas Pressure Adjustment
NOTE: Make adjustment to manifold pressure with burners oper-
ating.
FIRE, EXPLOSION, UNIT DAMAGE HAZARD.
Failure to follow this warning can result in
death, property damage and/or personal
injury.
An LP conversion accessory kit is required
when operating the furnace with LP gas.
Alternate BTUHInput Ratings(USA Only)
The input rating of these furnaces can be changed from the stan-
dard input rating to the alternate input rating shown in Table 7, by
changing the main burner orifices. Changing of burner orifices
MUST be done by a qualified service technician. See section on
changing orifices or following page.
IAlternate Input Ratings, USA ONLY.
BTUH
Standard
Rating
50,000
75,000
100,000
125,000
BTUH
Alternate
Rating
40,000
60,000
80,000
100,000
Natural
Gas
Orifice*
#44
#44
#44
#44
LP
Gas
Orifice**
#55
#55
#55
#55
* See Table 10 for High Altitude.
** See Table 11 for High Altitude
Supply Pressure
ELECTRICAL SHOCK HAZARD.
Failure to do so could result in death or personal
injury.
Turn OFF power to furnace before changing speed
taps.
1,
2.
3.
4.
Remove the burner compartment door.
With gas OFF, connect manometer to tapped opening on
gas valve. See Figure 38. Use manometer with a 0 to 15"
water column range.
Turn gas ON. Operate the furnace by using a jumper wire on
the R to W thermostat connections on the control.
Remove manifold pressure adjustment screw cover on fur-
nace gas control valve. Turn adjusting screw counterclock-
wise to decrease manifold pressure and clockwise to
increase pressure.
iiiiiiiiiiiiil;;i;¸i¸iiil ¸i!!!;;;iiiiiiil;;iiiiiii!i!!!!!!ii!iil !;
Typical Gas Control Valve Honeywell
Regulator Adjustment
Under Ca
Inlet
Pressure
Tap1/8NPT
HONEYWELL
©o bOutlet
Pressure
Tap
1/8NPT
/
OUTLET
25-24-98a
FIRE HAZARD
Failure to properly set input pressure could result in
death, personal injury and/or property damage.
Do NOT set input rating above that shown on rating
plate.
1,
2,
A 1/8" NPT plugged tapping, accessible for a test gauge II
connection, must be installed immediately upstream of the I
gas supply connection to the furnace.
Gas input to burners MUST NOT exceed the rated input
shown on rating plate.
NOTE: Adjustment screw cover MUST be replaced on gas control
valve before reading manifold pressure and operating furnace.
5. Set manifold pressure to value shown in Table 8, Table 9,
Table 10 or Table 11.
6. When the manifold pressure is properly set, replace the ad-
justment screw cover on the gas control valve.
7. Remove jumper wire from thermostat connection on the
control board. Remove manometer connection from man-
ifold pressure tap, and replace plug in gas valve.
8. Check for leaks at plug.
9. Replace the burner compartment door.
[_1 44001 102102

MANIFOLDPRESSUREAND ORIFICESIZE FORHIGHALTITUDEAPPLICATIONS
iiiiiiiiiiiiiiiiiliiiii
NATURAL GAS MANIFOLD PRESSURE (" w.c.)
.............................................................. MEAN ELEVATION FEET ABOVE SEA LEVEL
HEATING 0 to 2001 to 3001 to 4001 to 5001 to 6001 to 7001 to
VALUE 2000 3000 4000 5000 6000 7000 8000
at ALTITUDE Orifice Manifold Orifice Manifold Orifice Manifold Orifice Manifold Orifice Manifold Orifice Manifold Orifice Manifold
BTU/CU. FT. No. Pressure No. Pressure No. Pressure No. Pressure No. Pressure No. Pressure No. Pressure
700 41 3.7
725 41 3.7 41 3.4
750 41 3.5 42 3.6
775 41 3.6 42 3.6 42 3.3
800 41 3.6 42 3,7 42 3,4 42 3.1
825 41 3.7 41 3.4 42 3.5 42 3.2 42 2.9
850 41 3.5 42 3.6 42 3,3 42 3,0 42 2.8
875 41 3.6 42 3,6 42 3.4 42 3,1 42 2,8 42 2.6
900 42 3.7 42 3.4 42 3.2 42 2,9 42 2.7 42 2.5
925 41 3.7 42 3,5 42 3,3 42 3.0 42 2,8 42 2,5 44 3.3
950 41 3.5 42 3.3 42 3.1 42 2.9 42 2.6 42 2.4 44 3.1
975 42 3.7 42 3,2 42 2,9 42 2.7 42 2.5 44 3.2 45 3.6
1000 42 3.5 42 3.0 42 2.8 42 2.6 42 2.4 45 3.7 45 3.4
1050 42 3.2 42 2,7 42 2.5 44 3.3 45 3.6
1100 43 3.6 42 2,5 44 3.2 45 3.6
NOTE: Natural gas data is based on 0.60 specific gravity.
Z223.1-2002/NFPA 54-2002 or National Standard of Canada, Natural Gas And Propane Installation Code CSA B149.1-05.
Bold- indicates factory orifice size.
iiiiiiiiiiiiiiiiiiiiiiiiiiiiiiiiiiiiiiiiiiiiiiiiiiiiiiiiiiiiiiiiiiiiiiiii i : i!i ! ! ! ! i i i i i i i i i i i i i i i i i i i i i i i i i i i i i i i i i i i i
HEATING VALUE
at ALTITUDE
BTU/CU. FT.
2500
Orifice Size
_!% _i_i_i_i_i_i_i_i_i_i_i_i_i_!_i_i_i_i_i_i_i_i_i_i_i_i_i__i_i_i_i_i_i_i_i_i_i_i_!%:;ii_i_i_i_i_i_i_i_i_i_i_i_i¸_¸_;_¸i¸_%i_¸i_¸i_¸i_¸i_¸i_iiiiiiiiiiiiiiiiii!_i_i_i!ii!ii!ii!ii!ii!ii!ii!ii!i!ii!iiiiiiiiiiiiiiiiiiiiiiiiiiii!_i_i_i!ii!ii!ii!ii!ii!ii!ii!ii!ii!ii!ii!ii!i!i
For fuels with different specific gravity consult the National Fuel Gas Code ANSI
LPG or PROPANE GAS MANIFOLD PRESSURE (" w.c.)
MEAN ELEVATION FEET ABOVE SEA LEVEL
0 to 2001 to 3001 to 4001 to 5001 to
2000 3000 4000 5000 6000
10.0 10.0 9.0 10.0 9.4
#54 #54 #54 #55 #55
6001 to 7001 to
7000 8000
8.5 10.0
#55 #56
NOTE: Propane data is based on 1.53 specific gravity. For fuels with different specific gravity consult the National Fuel Gas Code ANSI Z223.1-2002/N FPA
54-2002 or National Standard Of Canada, Natural Gas And Propane Installation Code CSA B149.1-05.
NOTE: The derating of these furnaces at 2% (Natural Gas) and 4% (Propane Gas) has been tested and design-certified by CSA.
In Canada, the input rating must be derated 5% (Natural Gas) and 10% (Propane Gas) for altitudes of 2,000 to 4,500 above sea level. Use
the 2001 to 3000 column in Table 8, Table 9, Table 10 and Table 11.
The burner orifice part nos. are as follows: Orifice #47 1011378 Orifice #48 1113201
Orifice #41 1096942 Orifice #42 1011351 Orifice #49 1113202 Orifice #54 1011376
Orifice #43 1011377 Orifice #44 1011352 Orifice #55 1011354 Orifice #56 1011355
Orifice #45 1011353 Orifice #46 1011744
44001 102102 E_

NATURAL GAS MANIFOLD PRESSURE (" w.c.)
FOR THE 80,000 BTUH MODEL AND ALTERNATE INPUT MODELS
MEAN ELEVATION FEET ABOVE SEA LEVEL
0 to 2001 to 3001 to 4001 to 5001 to
2000 3000 4000 5000 6000
Orifice Manifold Orifice Manifold Orifice Manifold Orifice Manifold Orifice Manifold
No. Pressure No. Pressure No. Pressure No. Pressure No. Pressure
HEATING
VALUE 6001 to 7001 to
at ALTITUDE 7000 8000
BTU/CU. FT, Orifice Manifold Orifice Manifold
No. Pressure No. Pressure
700 44 3,7
725 44 3.7 44 3,4
750 44 3.5 44 3.2
775 44 3,5 44 3.2 44 3,0
800 44 3.6 44 3.3 44 3.0 44 2.8
825 44 3,7 44 3.4 44 3,1 44 2.9 44 2,6
850 44 3.5 44 3.2 44 2.9 44 2.7 44 2.5
875 44 3,5 44 3,3 44 3.0 44 2.8 44 2.5 47 3.4
900 44 3,3 44 3,1 44 2.8 44 2,6 44 2.4 48 3.6
925 44 3.7 44 3.2 44 2,9 44 2.7 44 2,5 48 3.7 48 3.4
950 44 3,5 44 3,0 44 2,8 44 2.6 44 2,4 48 3.5 48 3.3
975 44 3.3 44 2.8 44 2,6 44 2.4 48 3.7 48 3.4 49 3.6
1000 44 3,2 44 2,7 44 2,5 47 3.3 48 3.5 48 3.2 49 3.4
1050 44 2.9 44 2.5 48 3.7 48 3.4 49 3.7
1100 46 3.3 45 3.7 48 3.4 49 3.7
NOTE: Natural gas data is based on 0.60 specific gravity. For fuels with different specific gravity consult the National Fuel Gas
Z223.1-2002/NFPA 54-2002 or National Standard of Canada, Natural Gas And Propane Installation Code CSA B149.1-05.
Code ANSI
Bold- indicates factory orifice size.
LPG or PROPANE GAS MANIFOLD PRESSURE (" w.c.)
................................................................................................................FOR THE 80,000 BTUH MODEL AND ALTERNATE INPUT MODELS
HEATING VALUE MEAN ELEVATION FEET ABOVE SEA LEVEL
at ALTITUDE 0 to 2001 to 3001 to 4001 to 5001 to 6001 to 7001 to
BTU/CU, FT. 2000 3000 4000 5000 6000 7000 8000
2500 10.0 8.9 8.4 10.0 10.0 10.0 10.0
Orifice Size #55 #55 #55 #56 #56 #56 #56
NOTE: Propane data is based on 1.53 specific gravity. For fuels with different specific gravity consult the National Fuel Gas Code ANSI Z223.1-2002/N FPA
54-2002 or National Standard Of Canada, Natural Gas And Propane Installation Code CSA B149.1-05.
NOTE: The derating of these furnaces at 2% (Natural Gas) and 4% (Propane Gas) has been tested and design-certified by CSA.
o
In Canada, the input rating must be derated 5% (Natural Gas) and 10 _ (Propane Gas) for altitudes of 2,000 to 4,500 above sea level. Use
the 2001 to 3000 column in Table 8, Table 9, Table 10 and Table 11.
General Derating Rules
1.
2,
3,
These furnaces may be used at full input rating when
installed at altitudes up to 2,000'. When installed above
2,000', the input must be decreased 2% (natural) or 4% (LP)
for each 1000' above sea level in the USA. In Canada, the
input rating must be derated 5% (natural) or 10% (LP) for
each 1000' above sea level. See Table 10 or Table 11 for
required high altitude input rate.
For operation with natural gas at altitudes above 2,000', ori-
fice change and/or manifold pressure adjustments may be
required for the gas supplied. First consult your local gas
supplier, then refer to Table 8 for required pressure change
and/or orifice change for high altitudes.
For operation with LP gas, gas orifices MUST be changed
and manifold pressure MUST be maintained as per
Table 9. Orifices can be ordered through our distributor.
(See Fi.gure 39)
High Altitude Input Rate =
Nameplate Sea Level Input Rate x (Multiplier) [USA]
High Altitude Multiplier
Elevation
2001'-3000'
3001'-4000'
4001'-5000'
5001'-6000'
6001'-7000'
7001'-8000'
Natural Gas
0.95
0.93
0.91
0.89
0.87
0.85
LP Gas
0.90
0.86
0.82
0.78
0.74
0.70
* Based on mid-range of elevation.
4. In cases where Table 8 or Table 9 is not applicable, eg. al-
ternate input rate application, refer to Table 10 or Table 11
for required high altitude input rate.
High Altitude Air Pressure Switch
Altitudes over 4,000' may require a different air pressure switch
than the one installed at the factory. Check parts list for pressure
switch and consult [/our distributor for.part number and availability.:
[_ 44001 102102

InCanada,provincialcodesmaygoverninstallationofswitch.
Checkwithgoverningauthorities.
Changing Orifices for High Altitude
ELECTRICAL SHOCK, FIRE OR EXPLOSION
HAZARD
Failure to properly install orifices could result in
death, personal injury and/or property damage.
Turn OFF electric power (at disconnect) and gas
supply (at manual valve in gas line) when installing
orifices. Installation of orifices requires a qualified
service technician.
2. Turn OFF gas supply to all appliances and start furnace.
Example
.oturo,0ast .oo'Secondst'imePerCubict "*°Per
BTU Content PerHour Footin Seconds Hour
1,000 3,600 48 75,000
1,O0O x 3,600 + 48 = 75,000 BTUH
3. Time how many seconds it takes the smallest dial on the gas
meter to make one complete revolution. Refer to Example.
4. Relight all appliances and ensure all pilots are operating.
NOTE: If meter uses a 2 cubic foot dial, divide results (seconds) by
two.
Final Check
NOTE: Main burner orifices can be changed for high altitudes.
1. Disconnect gas line from gas valve.
2. Remove manifold from furnace.
3. Remove the orifices from the manifold and replace them
with properly sized orifices.
4. Tighten orifices so it is seated and gas tight. (See
Figure 39)
5. Reinstall manifold. Ensure burners do NOT bind on new ori-
fices.
11/8 " to 13/16"
Changing Orifices
Natural Gas Input Rating Check
Measure from face of orifice
to the back side of the
manifold.
2
NOTE: The gas meter can be used to measure input to furnace.
Rating is based on a natural gas BTU content of 1,000 BTU's per
cubic meter. Check with gas supplier for actual BTU content.
1. Make sure burner compartment door is in place before per-
forming the following steps.
7. Electrical Wiring
ELECTRICALSHOCK HAZARD.
Failure to turn off power could result in death or
personal injury.
Turn OFF electrical power at fuse box or service
panel before making any electrical connections
and ensure a proper ground connection is made
before connecting line voltage.
44001 102102
FIRE OR EXPLOSION HAZARD
Failure to follow the safety warnings exactly could
result in death, personal injury, and/or property
damage.
Never test for gas leaks with an open flame. Use a
commercially available soap solution made specifi-
cally for the detection of leaks to check all
connections. A fire or explosion could result
causing property damage, personal injury and/or
loss of life.
1. The furnace and the equipment shut off valve must be discon-
nected from the gas supply piping system during any pres-
sure testing of that system at test pressures in excess of 1/2"
PSIG. Close the manual shut-off valve before testing at
such pressures.
2. When installation is complete, test all pipe connections for
1 ,
leaks with the gas pressure less than /2' PSIG to the gas
valve.
3. The furnace must be isolated from the gas supply system by
closing the equipment shut off valve during any pressure
testing of thegas supply system at test pressure equal to or
less than 1/2' PSI (3.5 pa).
4,
5.
Apply a commercial soap solution to all joints to test for
leaks. Correct any leaks indicated by bubbles.
Correct even the smallest leak at once.
6. Check for leaks at gas valve and orifice connections to the
burner manifold while the furnace is operating.
Power SupplyWiring
The furnace MUST be electrically wired and grounded in accor-
dance with local codes, or in the absence of local codes with the
latest edition of The National Electric Code, ANSI N FPA 70 and/or
The Canadian Electric Code CSA C22.1.
The power supply to the furnace connections must be between
104 VAC and 127 VAC during furnace operation for acceptable
performance.
Field wiring connections must be made inside the furnace connec-
tion box. A suitable strain relief should be used at the point the
wires exit the furnace casing.
Copper conductors shall be used. Line voltage wires should
conform to temperature limitation of 63 ° F (35 ° C) rise and be sized

forthe unit maximum amps stated on the rating plate. Add the full
load amps for potential field-installed accessories such as elec-
tronic air cleaners and humidifiers that would receive power from
the furnace control. The furnace control is rated for a maximum of
1.0 amps combined for EAC and HUM. Consult NEC or local
codes for proper wire and circuit sizing.
NOTE: Furnace will not have normal operation if line polarity is re-
versed. Check ALL field and control connections prior to opera-
tion.
J- Box Relocation
The j-box is installed on left side of casing. An alternate j-box
location on right side can be used.
1. Remove bag containing two hole plugs and two self tapping
screws from loose parts bag in blower compartment.
2. Remove two screws holding j-box to casing.
3. Install large hole plug from loose parts bag into the left j-box
location.
4. Clip wiretie holding j-box wires.
5. Move j-box to alternate location and attach using two self
tapping screws from bag.
6. Apply two hole plugs from bag at left j-box location.
Thermostat
Thermostat location has an important effect on the operation of the
unit. Follow instructions included with thermostat for correct
mounting and wiring.
Low voltage connections to furnace must be made on terminal
board of furnace control.
Set thermostat heat anticipator in accordance with the Technical
Support Manual.
Heat anticipator setting will need to be measured if 24VAC humidi-
fier is installed. Measure currentin series from R to W at the ther-
mostat. Be sure 24VAC humidifier is wired up to control. Allow
furnace to operate for 2 minutes before recording the AC amper-
age reading. Set anticipator on thermostat to recorded value.
Optional Equipment
All wiring from furnace to optional equipment MUST conform to lo-
cal codes or, in the absence of local codes with the latest edition of
The National Electric Code, ANSI NFPA 70 and/or The Canadian
Electric Code CSA C22.1. Install wiring in accordance with
manufacturer's instructions. The wiring MUST have a minimum
temperature rating of 105 ° C.
Humidifier/Electronic Air Cleaner
The furnace is wired for humidifier and/or electronic air cleaner
connection.
REDUCED FURNACELIFE HAZARD
Failure to follow caution instructions may result in
reduced furnace life.
Do NOT exceed 115V/1.0 amp. maximum current
load for both the EAC terminal and the HUM
terminal combined.
HUMIDIFIER- The HUM (115) is energized when the pressure
switch closes on a call for heat. The HUM is energized when
the inducer is enerqized.
ELECTRONIC AIR CLEANER - EAC is energized when there
is a blower speed call, except is NOT energized when blower
operates in the hard-wired continuous fan mode.
Furnace Control
The furnace control is preset at the factory with a fixed blower ON
delay of 30 seconds in the heating mode. The blower OFF timing is
preset at 140 seconds. If desired, the fan OFF delay can be reset to
obtain the longest delay times while still maintaining comfort lev-
els. See "Furnace Wiring Diagram".
Electrical Connections
NOTE: Junction Box can be _//
mountedtoeithertheleftorright j
side.
:z z W
_:_, Models may
J have1or2
((_"%) 'pressure
\ _._________________d% _ switches
I TerminalBoard
NOTE: 115 VAC/BOHz/single-phase
Operating voltage range*: 127 VAC max, 104 VAC rain.
Permissible limits of voltaqe at which unit will operate satisfactorily
Furnace Control Fuse
The 24V circuit contains a 5-amp, automotive-type fuse located
on furnace control. (See Figure 41) Any electrical shorts of 24V
wiring during installation, service, or maintenance may cause fuse
to blow. If fuse replacement is required, use only a fuse of identical
size (5 amp.)
Control Board
BlowerOff
DelayJumper
24 VAC
HUM
DiagnosticLight
115 V
25-24-98
44001 102102

8. Ductwork and Filter
CARBON MONOXIDE POISONING HAZARD.
Failure to properly seal duct could result in death or
personal injury.
Do NOT draw return air from inside a closet or utility
room where furnace is located. Return air duct
MUST be sealed to furnace casing.
Installation
NOTE: Design and install the air distribution system to complywith
Air Conditioning Contractors of America manuals and/or NFPA
pamphlets 90A and 90B or other approved methods that conform
to local codes and good trade practices.
1. When furnace supply ducts carry air outside furnace area,
seal return air duct to furnace casing and terminate duct out-
side furnace space.
2. Install air conditioning cooling coil (evaporator) on outlet
side of furnace.
3. For furnaces installed without a cooling coil it is recom-
mended that the outlet duct be provided with a removable
access panel. This panel should be accessible when the
furnace is installed so the exterior of the heat exchanger can
be viewed for inspections. The access panel MUST be
sealed to prevent leaks.
4. If separate evaporator and blower units are used, install
good sealing dampers for air flow control. Chilled air going
through the furnace could cause condensation and shorten
the furnace life.
NOTE: Dampers (field supplied) can be either automatic or manu-
al. Manually operated dampers MUST be equipped with a means
to prevent furnace or air conditioning operation unless daroper is in
the full heat or cool position.
CARBON MONOXIDE POISONING HAZARD.
Failure to follow this warning could result in death
or personal injury.
Cool air passing over heat exchanger can cause
condensate to form resulting in heat exchanger
failure.
iiiil i i¸¸i;iiiiiiiiiii i!i! i;;
Side Return Air Cutout
= Height of Cutout for 16" x 25" Filter
AB 221/z"141/2"Width of Cutout for 16" x 25" Filter /_, I
Embossed Area
on Side of Furnace j_
e
NOTE: Furnaces with 5 TONS cooling rating REQUIRE two(2)
side returns or one side return with bottom return.
2. Bottom returns can be made by removing the knockout pan-
el in the furnace base. Do NOT remove knock-out except for
a bottom return.
3. Installation of locking-type dampers are recommended in all
branches, or in individual ducts to balance system's air flow.
4. Non-combustible, flexible duct connectors are recom-
mended for return and supply connections to furnace.
5. If air return grille is located close to the fan inlet, install at
least one, 90 ° air turn between fan and inlet grille to reduce
noise.
NOTE: To further reduce noise, install acoustical air turning vanes
and/or line the inside of duct with acoustical material.
Sizing
Existing or new ductwork MUST be sized to handle the correct
amount of airflow for either heating only or heating and air condi-
tioning.
Insulation
1. Insulate ductwork installed in attics or other areas exposed
to outside temperatures with a minimum of 2" insulation and
vapor barrier.
2. Insulate ductwork in indoor unconditioned areas with a mini-
mum of 1" insulation with indoor type vapor barrier.
Filters
Connections
NOTE: On upflow installations, return air can enter through either
side, both sides, or the bottom. On horizontal or downflow installa-
tions the return air must enter through the knockout opening in the
lower panel of the furnace. Return air can not enter through rear of
the furnace. When the furnace is located in an area near or adja-
cent to the living area, the system should be carefully designed
with returns to minimize noise transmission through the return
grille. Any blower moving a high volume of air will produce audible
noise which could be objectionable to when the unit is located very
close to living areas. It is advisable to route the return air ducts un-
der the floor or through the attic. I
A Filter must be used:
Filters are not supplied with these furnaces, but can be purchased
from dealer.
Use either filter type:
• Washable, high velocity filters are based on a maximum
air flow rating of 600 FPM.
• Disposable, Iowvelocity filters are based on a maximum
air flow of 300 FPM when used with filter grille.
• See pages 51 &52, CirculatingAirBIowerDatafor addi-
tional data.
1. For side connections using a 1 6" x 25" filter, cut out the em-
bossed area shown in Figure 42. This will provide a 1 41/2 " x
_roximate o enin . same t e and size.
44001 102102
NOTE: Disposable, low velocity filters may be replaced with wash-
able, high velocity filter providing they meet the minimum size
areas. Washable, high velocity filters can be replaced ONLY with
[29

Mounted Filter Rack
I \
I
I
25-20-90
Filter Installation using Optional Filter Rack
When installing or removing a bottom mounted filter, slide the two
side filter clips to the back of the furnace BEFORE installing or re-
moving. This will allow the filter to clear the front raised edge of the
furnace. Insert filter into side clips first and push filter back until it is
fully engaged into back clip. When filter is in place, slide clips back
into place midway on filter as shown in Figure 44 and Figure 45.
Standoff Filter Rack
Bottom Mounted Filter Rack
25-24-18
Slide filter clips towards back before removing
UsingOptional
Standoff Filter
Rack
25-21-45a
CAUTION
26 Ga. Galvanized Steel
11/4"
<
11/16"
Refer to Figure 46 and for guidelines to install filters. Furnaces
which require larger filter media and have limited clearances on
one side of furnace, require a standoff filter rack, see Figure 46,
available from your distributor.
Fabricate a plenum to the dimensions given in Table 12, for the
furnace outlet. Plenum should be flanged, approximately 3/4" for
support.
Note: The three(3) screws in the top panel of the furnace next to
the duct flange MUST be removed to provide serviceability of the
primary heat exchangers in the downflow installation
1. Position plenum through the floor and set the furnace over
the opening in the floor. If necessary, grout around the base
to seal air leaks between the base and the floor.
Combustible Floor Installation
FIRE HAZARD
Failure to install unit on noncombustible subbase
could result in death, personal injury and/or
property damage.
Place furnace on noncombustible subbase on
downflow applications, unless installing on non-
combustible floorinq.
44001 102102
Downflow Furnace Installation
Non- Combustible Floor Installation
When a refrigeration coil is used in conjunction with this unit, it
must be installed parallel with or on the discharge side of the unit to
avoid condensation on the heat exchanger. The coil installation in-
structions must be consulted for proper coil location and installa-
tion procedures. With a parallel flow arrangement, dampers must
be installed to prevent chilled air from entering the furnace. If
manually operated dampers are used, they must be equipped with
a means to prevent operation of either unit unless the damper is in
full heat or full cool position.
A 3" clearance is required on the right side ofthe furnace in order to
run the condensate drain line. Copper, iron or plastic tu bing may be
used for the condensate drain line.
Addition Of Air Conditioning
If filters are only suitable for heating application, advise
homeowner that filter size may need to be increased if air
conditioning is added.

Subbase for Combustible Floor
NOTE: The three(3) screws in the top panel of the furnace next to
the duct flange MUST be removed to provide serviceability of the
primary heat exchangers in the downflow installation
Note: When using the subbase for combustible floors, the dis-
charge air duct flanges on the furnace MUST be broken down to
provide proper fit up to the subbase. Use duct pliers to bend the
duct flanges flat onto the furnace casing. DO NOT bend the duct
flanges inward (toward the heat exchangers) as air flow restric-
tions may occur.
The Subbase for Combustible Floors MUST be used when a
downflow furnace is set on a combustible floor, even when the fur-
nace is installed on a coil box.
1. CuttheopeningintheflooraccordingtoTable 12. Thehole
in the floor must be cut to the dimensions listed in Table 12
since the base is equipped with locating tabs that center the
base over the opening.
The opening in the base is 11/4 ', shorter and 11/8 ', narrower than
the recommended size of the opening in the floor. This is done to
maintain clearance between the floor and the plenum.
2. Fabricate the plenum to the dimensions given in Table 12.
Note that the dimensions given are outside dimensions.
Subbases for Combustible Floors Dimensions
Subbase for Combustible
Floor Dimensions
Subbase for Combustible
Floors Part Number
Furnace Subbase
NAHH001SB
NAHH002SB
NAHH003SB
NAHH010SB
Subbase for Coil Cabinets
NAHH004SB
NAHH005SB
NAHH006SB
NAHH009SB
Outside Dimension
** Base Spacer Side To Side
3.
4,
5.
H* J* K** L
1511/16 283/4 149/16 16
195/16 283/4 183/16 16
22b/16 283/4 2113/16 16
243/4 283/4 239/16 161/4
1511/16 209/16 149/16 161/4
195/16 209/16 183/16 161/4
23 209/16 2113/16 161/4
2411/16 209/16 239/16 16
Set the base over the opening in the floor, centering it over
the opening. Fasten the base to the floor with screws or
nails. See Figure 47, Figure 48 and Figure 49.
Drop the plenum through the opening in the base. The
flange of the plenum should rest on top of the subbase.
Position furnace or coil cabinet and furnace on subbase so it
aligns between the locating tabs.
Furnace Subbase
T S
Opening In Floor
161/4
161/4
161/4
161/4
145/8
181/4
21//8
235/8
145/8
181/4
21//8
235/8
Opening In Base
For Plenum
15
15
15
15
131/2
171/8
193/4
221/2
131/2
171/8
193/4
221/2
Typical Plenum
Dimensions
ST
15
15
15
15
15
15
15
15
15
15
15
15
Coil Cabinet Subbase
161/4
161/4
161/4
161/4
25-20-46
T _ S\,IL
Combustible
H FloorBase
J
131/2
171/8
19_/4
221/2
131/2
17118
193/4
221/2
25-20-46b
A 4 1/4" Minimum clearance from back of hole to wall or other obstruction.
44001 102102 [_

iiiiiiiiiiiiiiiiiiiiiiiiiiiilil _ i iSjjjjjjjj! ;;;;;;i;;;¸ ; SettingtheSubbase
Furnoc / ' _
FloorBase
Floor
Wood Scre_ _/'_ _ Plenum 25-20-46a
This subbase for combustible floors has been designed so that the
height of the subbase raises the downflow coil off the floor to allow
easy installation of the condensate drain. See Figure 50.
Condensate Line Raised by Base
25-20-52
9. Checks and Adjustments
NOTE: Verify the input rate of the furnace.
FIRE OR EXPLOSION HAZARD.
Failure to turn OFF gas at shut off before
connecting manometer could result in death,
personal injury and/or property damage.
Turn OFF gas at shut off before connecting
manometer.
Startup
NOTE: Refer to the start-up procedures in the "User's Information
Manual' or to the "Operating Instructions Label' on the furnace.
5. Remove manifold pressure adjustment screw cover on fur-
nace gas control valve. Turn adjusting screw counterclock-
wise to decrease manifold pressure and clockwise to
increase pressure.
NOTE: Adjustment screw cover MUST be replaced on gas control
valve before reading manifold pressure and operating furnace.
6. Set manifold pressure to value as shown in Table 8,
Table 9, Table 10 or Table 11.
7. When the manifold pressure is properly set, replace the ad-
justment screw cover on the gas control valve.
8. Remove jumper wire from thermostat connection on the
control board. Remove manometer connection from man-
ifold pressure tap, and replace plug in gas valve.
9. Check for leaks at plug.
10. Replace the burner compartment door.
Main Burner Flame Check
FIRE OR EXPLOSION HAZARD.
Failure to correct hazard could result in death,
personal injury and/or property damage.
If any sparks, odors or unusual noises occur,
immediately shut OFF power to furnace. Check for
wiring errors or obstruction to blower.
Gas Supply Pressure
Gas supply pressure should be within minimum and maximum val-
ues listed on rating plate. Pressures are usually set by gas suppli-
ers.
Manifold Gas Pressure Adjustment
NOTE: Make adjustment to manifold pressure with burners oper-
ating.
1.
2.
Remove the burner compartment door.
Remove the blower compartment door. A jumper wire
needs to be placed on furnace control R to W. Then replace
blower compartment door.
3. With gas OFF, connect manometer to tapped opening on
gas valve. Use manometer with a 0 to 15" water column
range.
4. Turn gas ON and remove adjustment screw cover on gas
valve. Turn counterclockwise to decrease pressure and
clockwise to increase.
AIIowthe furnace to run approximately 10 minutes then inspect the
main burner. See Figure 51.
Check for the following (Figure 51):
• Stable and blue flames. Dust may cause orange tips or
wisps of yellow, but flames MUST NOT have solid, yellow
tips.
• Flames extending directly from burner into heat ex-
changer.
• Flames do NOT touch sides of heat exchanger.
If any problems with main burner flames are noted, it may be nec-
essary to adjust gas pressures, or check for drafts.
_ ;;;;;;;; ;;;;;;;;;;;;;;;;;;2;;¸;¸¸¸122
Main Burner
10-10-78
NOTE: For Ignitor location see F_.N.ure 52.
44001 102102

Ignitor Location
NOTE: Flame sensor has a different orientation in all 050 models.
REDUCED FURNACELIFE HAZARD
Failure to properly set the air temperature rise may
result in reduced furnace life.
Use ONLY the following blower motor speed taps for
setting air temperature rise.
Blower Motor Speed Taps Model Sizes
Hi (BLK) All
Med-Hi (O) All
Med Lo (BL) DO NOT USE
Lo (RED) DO NOT USE
If it is necessary to change speeds, refer to steps below.
Blower Speed Chart
Temperature Rise Check
The blower speed MUST be set to give the correct air temperature
rise through the furnace as marked on the rating plate. Tempera-
ture rise is the difference between supply and return air tempera-
tures.
To check temperature rise,use the following procedure:
Wire Color
Black
Orange*
Blue
Red
Motor Speed
High
Med-High
Medium
Low
* Med-High speed may not be provided on all models.
1. Place thermometers in supply and return air registers as
close to furnace as possible, avoiding direct radiant heat
from heat exchangers.
2. Operate furnace continuously for 15 minutes with all regis-
ters and duct dampers open.
3. Take reading and compare with range specified on rating
plate.
4, If the correct amount of temperature rise is NOT obtained, it
may be necessary to change blower speed. A higher blower
speed will lower the temperature rise. A lower blower speed
will increase the temperature rise.
Changing Blower Speed
ELECTRICAL SHOCK HAZARD
Failure to do so could result in death or personal
injury.
Turn OFF power to furnace before changing
speed taps.
1. Refer to Furnace Wiring Diagram for location of the heating
and cooling speed taps located on the furnace control as
well as location of unused blower motor speed leads. Use
the chart (Table 13) to determine the blower motor speed
settings.
2. Change the heat or cool blower motor speed by removing
the motor lead from the "Heat" or "Cool" terminal and re-
place it with the desired motor speed lead from the "Un-
used Motor Lead" location. Connect the wire previously
removed from the "Heat" or "Cool" terminal to the vacated
"Unused Motor Lead" terminal.
If the same speed must be used for both heating and cool-
ing, remove the undesired motor speed lead from the
"Heat" or"Cool" terminal and connect that lead to the open
terminal at "Unused Motor Lead" location. Attach a jumper
between the "Heat" and "Cool" terminals and the remaining
motor speed lead.
Note: For motors with (4) speed leads, it will be necessaryto
tape offthe terminal of the motor speed lead removed from
the "Heat" or "Cool" terminal with electrical tape since an
open terminal will not be available at the "Unused Motor
Lead" location.
Continuous-Fan Operation using "G"
Energizing the"G" terminal on the furnace control provides contin-
uous fan operation. This is done by connecting the G terminal of
the thermostat to the G terminal on the furnace control. When the
FAN switch is turned from auto to ON the fan will operate continu-
ously at "HEAT" speed. EAC will be energized in this mode.
NOTE: The speed taps that the manufacturer sets from the factory
for this product are based on a nominal 400 CFM per ton cooling
and the basic mid range on the temperature rise for heating.
Since the manufacturer cannot establish the static pressure
that will be applied to the unit, it is the responsibility of the in-
staller dealer/contractor to select the proper speed taps for the
a_p_L01icationwhen the unit is installed.
44001 102102
NOTE: In heating, the fan will turn off during furnace ignition and
warm up then restart at heating speed.
Hard Wired Continuous Fan Operation
A terminal is provided on the furnace control board located in the
circulating blower compartment for operation of the continuous fan
option. This connection is intended for the low speed motor tap,
and has a lower contact ratinq (8 arnps) than the heat and cool

taps. When the low speed blower lead is connected to this termi-
nal, this will provide low speed blower operation whenever the oth-
er two speeds (Heat or Cool) are not energized.
Thoroughly check the system after modification to ensure the
proper operation of the circulating air blower in all modes of opera-
tion.
Separate speed selections for Heat, Cool, and
Continuous Fan
Connect low speed lead from circulating motor to the "Cont." ter-
10. Furnace Maintenance
minal at the furnace control. The appropriate motor leads should
already be connected to the "Heat" and "Cool" terminals.
Heating and Continuous Blower Speed the
Same
If it is necessary to operate the heating speed and continuous
blower speed using the same blower speed, connect a jumper be-
tween the "Heat" and "Cont." terminals on the furnace control.
Note: There should be only ONE motor lead going to the "Heat"
and "Cont." terminals.
FIRE, EXPLOSION, OR CARBON MONOXIDE
HAZARDS
Failure to have the furnace inspected and
maintained could result in fire, explosion, death or
personal injury.
It is recommended that the furnace be inspected
and serviced on an annual basis (before the heating
season) by a qualified service technician.
ELECTRICAL SHOCK, FIRE OR EXPLOSION
HAZARD
Failure to follow safety warnings exactly could result
in dangerous operation death, personal injury or
property damage.
Improper servicing could result in dangerous
operation, serious injury, death or property damage.
• Before servicing, disconnect all electrical power
to furnace.
• When servicing controls, label all wires prior to
disconnecting. Reconnect wires correctly.
• Verify proper operation after servicing.
See "User's Information Manual" and the "Service Manual".
[_ 44001 102102

11. Sequence of Operation & Diagnostics
The following is the normal operating sequence.
Cooling (Y) Request:
24VAC signals applied to Y & G terminals of FCB (furnace control board)
• Cool motor speed is energized after 5 second Cool Fan On Delay time.
Y & G signals removed from FCB
• Cool motor speed is de-energized after 90 second Cool Fan Off Delay time.
Continuous Circulating Fan (G) Request:
24 VAC signal is applied to G terminal of the FCB.
• Heat motor speed is energized without delay.
G signal removed from FCB.
• Heat motor speed is de-energized after 5 second delay.
NOTE 1) Furnace de-energizes the fan during the heat exchanger warm-up period on a call for Heating that occurs during a G request
unless a blower motor lead is connected to the Cont terminal on the FCB, in which case see NOTE 2).
NOTE 2) Heating or Cooling requests received during a Fan request cause the fan speed to change to the appropriate heat or cool
speed after the Fan on Delay time expires. The fan returns to continuous circulating speed after the selected Fan Off Delay time expires
following loss of the Heating or Cooling request.
Continuous Circulating Fan Hard-Wired (Cont) Request:
Field selected low speed motor tap installed on "CONT" terminal.
• Low speed is energized when power applied to furnace. Operates at this speed continuously while there are no other
blower demands from furnace control. Fan demands from furnace control for heat, cool or "G" will override hard-wired speed tap.
NOTE 3) EAC is NOT active for hard-wired mode but IS active for fan demands from furnace control for heat, cool and "G".
Heating (W) Request:
Heating (W) Request:
• 24 VAC signal applied to W terminal of FCB.
• Inducer motor turns on and the pressure switch(es) close(s).
• Following a 15 second prepurge delay, after the pressure switches closes, the igniter begins a 17 second warm-up.
• The gas valve is energized, the main burners light and flame is sensed.
• The igniter is de-energized after the main burners ignite.
• FCB will delay blower operation for the 30 seconds timed from the opening of the gas valve.
W signal removed from FCB.
• The gas valve de-energizes and the main burners go out.
• The inducer runs for a 15 second postpurge period.
• The fan stays at Heat speed.
• The fan de-energizes after the selected Heat Fan Off Delay time expires, timed from the gas valve de-energizing.
HUMIDI FIE R - The 24V HUM is energized when the pressure switch closes on a call for heat. The 115V HUM (called HUM on Control)
is energized when the inducer is energized.
ELECTRONIC AIR CLEAN E R - EAC is energized when there is a blower speed call. It is NOT energized when blower operates in the
hard-wired continuous fan mode.
NOTE 4) If a new Heating request arrives while the control is waiting in the Heat Fan Off Delay time, the FCB will wait for the selected
Heat Fan Off Delay then start a new heating cycle as long as the heat call remains.
44001 102102 [_

Heating Request with Gas Shut Off:
24 VAC signal applied to W terminal of FCB.
The FCB will attempt 4 cycles for ignition then go to soft lockout for 3 hours then try for ignition again as long as the heat call remains.
Power reset will clear lockout.
• Inducer motor turns on
• Following a 15 second prepurge delay, the igniter begins warm up.
• The igniter glows red-hot for 22 seconds, then turns off. The FCB flashes error code 6.
• The igniter stays off for 17 seconds, then begins to warm up again.
• The igniter glows red hot for 22 seconds then turns off. The FCB continues flashing error code 6.
• The igniter stays off for 17 seconds, then begins to warm up again.
• The igniter glows red hot for 22 seconds then turns off. The FCB continues flashing error code 6.
• The igniter stays off for 17 seconds, then begins to warm up again.
• The igniter glows red hot for 22 seconds then turns off. The FCB proceeds to soft lockout and stops flashing error code 6 and begins
flashing error code 6 + 1.
• The inducer motor de-energizes after a 15 second post purge.
Control Board Diagnostic Codes (See Figure 53)
OFF = 24VAC or 115VAC is off, fuse is open
Heartbeat = Normal operation or no previous Diagnostic Code
QN SOLID = Soft Lockout - Furnace Control Error (1 hr delay)
If code repeats immediately following power reset then replace control
1 Flash = Not used
2 Flashes = Pressure switch(es) closed when should be open
3 Flashes = Pressure switch open when should be closed
4 Flashes = Limit or roll-out switch open (less than 2 minutes)
5 Flashes = Flame sensed out of sequence
6 Flashes = Failure to ignite or flame sense lost while running
6 + 1 Flashes = Soft Lockout - Max trials for ignition reached (3hr delay)
7 Flashes = Soft Lockout - Limit or roll-out switch open longer than 2 minutes (1 hr delay)
(roll-out switch requires manual reset)
8 Flashes = Permanent Lockout - Gas valve relay contact stuck closed or miswired gas valve (power reset only)
10 Flashes = Line voltage (115VAC) polarity reversed. If twinned, refer to twinning kit instructions
* If status code recall is needed, briefly (2-3 seconds) remove then reconnect one limit switch wire (main or rollout) to display last stored
status code. Do not remove power or blower door before initiating status code recall or code will be lost. Code is automatically cleared
after 72 hours or upon power reset.
* Proper flame sense microamps: 0.7 microamps D.C. minimum 2.0 - 4.0 microamps nominal
Control Board
[_ 440O1102102

Four Position Furnace
Models
International Comfort Products, LLC
Lewisburg, TN 37091
Fast Parts Division
866-380-3278
Single Pipe
N9MP1050B12C1
N9MP1075B12C1
N9MP1080F16C1
N9MP1100F14C1
N9MP1100J 20Cl
N9MP1125J20C1
or
Two Pipe
N9MP2050B12C1
N9MP2075B12C1
N9MP2080F16C1
N9MP2100F14C1
N9MP2100J20C1
N9MP2125J20C1
or
Dual Certified
*9MPD050F12C1
*9MPD075F12C1
*9M PD080J 16Cl
*9MPD100J14C1
*9MPD100J20Cl
*9MPD125L20C1
* Denotes Brand
Save This Manual For Future Reference
440 01 102102 [_

Model Specifications
Manufacturers Number (Mfr No -See Rating Plate) ALL Models
Specifications (N9MP1)
N9MP1050B12C N9MP1075B12C N9MP1080F16C N9MP1100F14C NgMP1100J20C N9MP1125J20C
General
GasType Nat./LP Nat./LP Nat./LP Nat./LP Nat./LP Nat./LP
Input(Btuh) 50,000 75,000 80,000 100,000 100,000 125,000
Output(Btuh) 45,500 68,000 72,000 91,000 96,500 113,750
Transformer Size (VA) 40 40 40 40 40 40
T'stat HeatAnticipator .50 .50 .50 .50 .50 .50
Temp. Rise(F) 35-65 40-70 35-65 40-70 40-70 40-70
Electrical(VoltslHz/FLA) 11516019.8 11516018.9 11516019.0 11516019.0 115160110.5 115160111.2
RatingPlateAmps 12.9 10.1 12.9 10.1 14.4 15.0
Gas & Ignition
GasType Nat. L.P. Nat. LP. Nat. L.P. Nat. L.P. Nat. LP. Nat. L.P.
GasValve (Honeywell) VR 8205S
RegulationType SNAP
IgnitionTypelSeries HotSurface
ManifoldPress. (Inch'sWC) 3.5 10.0 3.5 10.0 3.5 10.0 3.5 10.0 3.5 10.0 3.5 10.0
Std.MainOrifices (No/Size) 2142 2154 3/42 3/54 4/44 4/55 4/42 4/54 4/42 4/54 5/42 5/54
Furnace Controls
FurnaceControl(Type) Integrated
FurnaceControl On 30
(Timed-secs) Off 60,100,140,180
Combustion
Flue Outlet Size (Inches) 2 3
Std. Outlet Temp (°F 5' No Elbows) <140 <140
Blower Pressure 5' No Elbows (" WC) -- -1.8
BlowerPressure40' +5-90 ° DWV Elbows (" WC) -- -1.7
fransition Bx Pressure 5' No Elbows (" WC) -2.6 -2.6
TransitionBx Pressure 40' +5-90 ° DWV Elbows (" WC) -2.5 -2.5
300
190
Limits &Controls
RolloutSwitch(F)
LimitControl Setting(F)
Standard Pressure Sw. (Part No)
Blower Switch Pressure (Close) (" WC)
Blower Switch Pressure (Open) (" WC)
Transition Switch Pressure (Close) (" WC)
Transition Switch Pressure (Open) (" WC)
High Altitude Pressure Sw. (Part No)
Blower Switch Pressure (Close) (" WC)
Blower Switch Pressure (Open) (" WC)
Transition Switch Pressure (Close) (" WC)
Transition Switch Pressure (Open) (" WC)
Long Vent Kit (Part No)
Pressure Switch (Part No)
Blower Switch Pressure (Close) (" WC)
Blower Switch Pressure (Open) (" WC)
Transition Switch Pressure (Close) (" WC)
Transition Switch Pressure (Open) (" WC)
High Altitude Long Vent Kit (Part No)
Pressure Switch (Part No)
Blower Switch Pressure (Close) (" WC)
Blower Switch Pressure (Open) (" WC)
Transition Switch Pressure (Close) (" WC)
Transition Switch Pressure (Open) (" WC)
Blower Data
Type & Size
MotorAmps/Rpm
MotorType/H.p.
Cap.Mfd/Volts
FilterType& Size (Permanent- not supplied)
CoolCap. (Tons)@ .5" W.C. L, ML, MHi& Hi
2 2
<140 <140
-2.6 -2.6
-2.3 -2.3
300 300
240 210
1013802 1013802
-2.2 -2.2
-2.0 -2.0
1013803 1013803
-2.0 -2.0
-1.8 -1.8
-- NAHA001LV
-- 1013518
-- -1.0
-- -0.8
-- -2.0
-- -1.8
11-8 11-8
10/850 8.0/1050
PSClI/2 PSC/I/2
7.51370 7.51370
16x25x1 16x25x1
1112,2,21/2,3 11/2,2,2112,3
300
230
1013811
-1.8
-1.6
1013812
-1.5
-1.3
11-10
10/1050
PSC/I/2
10/370
16x25x1
21/2,3,3112,4
3 3
<140 <140
-1.8 -1.8
-1.7 -1.7
-2.6 -2.6
-2.5 -2.5
300 300
230 220
1013801 1013802
-2.3 -2.2
-2.1 -2.0
1013803 1013803
-2.0 -2.0
-1.8 -1.8
NAHAO01_ NAHA001LV
1013518 1013518
-1.0 -1.0
-0.8 -0.8
-2.0 -2.0
-1.8 -1.8
NAHA003LV
1013165
-0.7
-0.6
-1.4
-1.2
11-10 11-10
10/1050 131900
PSC/I/2 PSC/3/4
101370 40/370
16x25x1 16x25x1
1112,2,3,3112, 31/2,4,4112,5
Gas Conversion Kits
Natto LP NAHA001LP(1172958*)
LPto Nat NAHA001NG(1172960*
_Order from Service Parts
1013166
-1.3
-1.1
-1.8
-1.6
1013157
-0.9
-0.7
-1.7
-1.5
11-10
131900
PSC/3/4
40/370
16x25x1
31/2,4,4112,5
[_ 44001 102102

Manufacturers Number (Mfr No -See Rating Plate) ALL Models
Specifications (N9MP2)
N9MP2050B12C NgMP2075B12C N9MP2080F16C NgMP2100F14C N9MP2100J20C N9MP2125J20C
General
GasType Nat./LP Nat./LP Nat./LP Nat./LP Nat./LP Nat./LP
Input(Btuh) 50,000 75,000 80,000 100,000 100,000 125,000
Output(Btuh) 45,500 68,000 72,000 91,000 96,500 113,750
Transformer Size (VA) 40 40 40 40 40 40
T'stat HeatAnticipator .50 .50 .50 .50 .50 .50
Temp. Rise (F) 35-65 40-70 35-65 40-70 40-70 40-70
Electrical(Volts/Hz/FLA) 115/60/9.8 115/60/8.9 115/6019.0 115/60/9.0 115/60110.5 115/60/11.2
RatingPlateAmps 12.0 10.1 12.9 10.1 14.4 15.0
Gas & Ignition
GasType Nat. L.P. Nat. LP. Nat. L.P. Nat. L.P. Nat. LP. Nat. L.P.
GasValve(Honeywell) VR 8205S
RegulationType SNAP
IgnifionTypelSeries NotSurface
ManifoldPress. (Inch'sWC) 3.5 I0.0 3.5 10.0 3.5 I0.0 3.5 I0.0 3.5 10.0 3.5 I0.0
Std.MainOrifices (NolSize) 2142 2154 3142 3154 4144 4155 4142 4154 4142 4154 5142 5154
Furnace Controls
FurnaceControl(Type) Integrated
FurnaceControl On 30
(Timed-secs) Off 60,100,140,180
Combustion
Flue Outlet Size (Inches) 2 3
Std. Outlet Temp (°F 5' No Elbows) <140 <140
Blower Pressure5' No Elbows (" WC)
BlowerPressure40' +5-90 ° DWV Elbows (" WC)
Transition Bx Pressure 5' No Elbows (" WC)
TransitionBx Pressure40' +5-90 ° DWV Elbows (" WC)
Limits & Controls
RolloutSwitch(F)
LimitControl Setting(F)
Standard Pressure Sw. (Part No)
Blower Switch Pressure (Close) (" WC)
Blower Switch Pressure (Open) (" WC)
Transition Switch Pressure (Close) (" WC)
Transition Switch Pressure (Open) (" WC)
High Altitude Pressure Sw. (Part No)
Blower Switch Pressure (Close) (" WC)
Blower Switch Pressure (Open) (" WC)
Transition Switch Pressure (Close) (" WC)
Transition Switch Pressure (Open) (" WC)
Long Vent Kit (Part No)
Pressure Switch (Part No)
Blower Switch Pressure (Close) (" WC)
Blower Switch Pressure (Open) (" WC)
Transition Switch Pressure (Close) (" WC)
Transition Switch Pressure (Open) (" WC)
High Altitude Long Vent Kit (Part No)
Pressure Switch (Part No)
Blower Switch Pressure (Close) (" WC)
Blower Switch Pressure (Open) (" WC)
Transition Switch Pressure (Close) (" WC)
Transition Switch Pressure (Open) (" WC)
BlowerData
Type & Size
MotorAmpslRpm
MotorTypelH.p.
Cap.MfdNolts
FilterType& Size (Permanent- not supplied)
CoolCap. (Tons)c,_.5" W.C. L, ML, MHi& Hi
2 2
<140 <140
-- -1.8
-- -1.3
-2.6 -2.6
-2.3 -2.3
300 300
240 210
1013802 1013801
-2.2 -2.3
-2.0 -2.1
1013803 1013803
-2.0 -2.0
-1.8 -1.8
-- NAHA001_
-- 1013518
-- -1.0
-- -0.8
-- -2.0
-- -1.8
-- NAHA003_
-- 1013165
-- -0.7
-- -0.6
-- -1.4
-- -1.2
11-8 11-8
10/850 8._1050
PSC/1/2 PSC/II2
7.5/370 7.5/370
16x25x1 16x25x1
11/2,2,2112,3 1112,2,21/2,3
-2.6
-2.5
300
230
1013811
-1.8
-1.6
1013812
-1.5
-1.3
11-10
10/1050
PSC/II2
10/370
16x25x1
2112,3,31/2,4
3 3
<140 <140
-1.8 -1.8
-1.7 -1.7
-2.6 -2.6
-2.5 -2.5
300 300
230 220
1013801 1013802
-2.3 -2.2
-2.1 -2.0
1013803 1013803
-2.0 -2.0
-1.8 -1.8
NAHA001_ NAHA001LV
1013518 1013518
-1.0 -1.0
-0.8 -0.8
-2.0 -2.0
-1.8 -1.8
NAHA003LV
1013165
-0.7
-0.6
-1.4
-1.2
11-10 11-10
10/1050 13/900
PSC/I/2 PSC/314
10/370 40/370
16x25x1 16x25x1
11/2,2,3,31/2, 3112,4,41/2,5
Gas Conversion Kits
Natto LP NAHAOO1LP(1172958)
LPto Nat NAHAOO1NG(1172960*)
_Order from Service Parts
-1.8
-1.7
-2.6
-2.5
3OO
190
1013166
-1.3
-1.1
-1.8
-1.6
1013157
-0.9
-0.7
-1.7
-1.5
11-10
13/900
PSC/314
40/370
16x25x1
3112,4,41/2,5
44001 102102 [_

ManufacturersNumber (Mfr No -See Rating Plate) ALL Models
Specifications (*9MPD)
*gMPD050F12C *9MPD075F12C *9MPD080J16C *gMPD100J14C *9MPD100J20C *9MPD125L20C
General
GasType Nat./LP Nat./LP Nat./LP Nat./LP Nat./LP Nat./LP
Input(Btuh) 50,000 75,000 80,000 100,000 100,000 125,000
Output(Btuh) 46,000 69,000 73,600 92,000 92,000 115,000
Transformer Size (VA) 40 40 40 40 40 40
T'stat HeatAnticipator .50 .50 .50 .50 .50 .50
Temp. Rise(F) 35-65 40-70 35-65 40-70 40-70 40-70
Electrical(Volts/Hz) 115/60 115160 115160 115/60 115160 115160
RatingPlateAmps 12.0 10.1 12.9 10.1 14.4 15.0
Gas & Ignition
GasType Nat. L.P. Nat. LP. Nat. L.P. Nat. L.P. Nat. LP. Nat. L.P.
GasValve(Honeywell) VR 8205S
RegulationType SNAP
IgnifionType/Series HotSurface
ManifoldPress. (Inch'sWC) 3.5 10.0 3.5 10.0 3.5 10.0 3.5 10.0 3.5 10.0 3.5 10.0
Std.MainOrifices (No/Size) 2/42 2/54 3/42 3/54 4144 4155 4/42 4154 4142 4/54 5/42 5154
Furnace Controls
FurnaceControl(Type) Integrated
FurnaceControl On 30
(Timed-secs) Off 60,100,140,180
Combustion
Flue Outlet Size (Inches) 2 2 2 3 3 3
Std. Outlet Temp (°F 5' No Elbows)" <140 <140 <140 <140 <140 <140
Blower Pressure5' No Elbows (" WC)
BlowerPressure40' +5-90 ° DWV Elbows (" WC)
Transition BxPressure 5' No Elbows (" WC)
TransitionBx Pressure40' +5-90 ° DWV Elbows (" WC)
Limits &Controls
RolloutSwitch(F)
LimitControl Setting(F)
Standard Pressure Sw. (Part No)
Blower Switch Pressure (Close) (" WC)
Blower Switch Pressure (Open) (" WC)
Transition Switch Pressure (Close) (" WC)
Transition Switch Pressure (Open) (" WC)
High Altitude Pressure Sw. (Part No)
Blower Switch Pressure (Close) (" WC)
Blower Switch Pressure (Open) (" WC)
Transition Switch Pressure (Close) (" WC)
Transition Switch Pressure (Open) (" WC)
Long Vent Kit (Part No)
Pressure Switch (Part No)
Blower Switch Pressure (Close) (" WC)
Blower Switch Pressure (Open) (" WC)
Transition Switch Pressure (Close) (" WC)
Transition Switch Pressure (Open) (" WC)
High Altitude Long Vent Kit (Part No)
Pressure Switch (Part No)
Blower Switch Pressure (Close) (" WC)
Blower Switch Pressure (Open) (" WC)
Transition Switch Pressure (Close) (" WC)
Transition Switch Pressure (Open) (" WC)
BlowerData
Type & Size
MotorAmps/Rpm
MotorType/H.p.
Cap.MfdNolts
FilterType& Size (Permanent- not supplied)
CoolCap. (Tons)Ca.5" W.C. L, ML, MHi& Hi
-2.6
-2.3
300
260
1013802
-2.2
-2.0
1013803
-2.0
-1.8
11-8
10/850
PSC/1/2
7.51370
16x25x1
11/2,2,2112,3
-2.6
-2.3
300
240
1013802
-2.2
-2.0
1013803
-2.0
-1.8
NAHA002LV
1013515
-1.0
-0.8
-1.7
-1.5
11-10
8.011050
PSC/ll2
7.51370
16x25x1
1112,2,21/2,3
-2.6
-2.5
3OO
22O
1013812
-1.5
-1.3
1013813
-1.2
-1.0
11-10
10/1050
PSC/ll2
10/370
16x25x1
2112,3,31/2,4
-1.8
-1.7
-2.6
-2.5
3O0
22O
1013802
-2.2
-2.0
1013803
-2.0
-1.8
-1.8
-1.7
-2.6
-2.5
300
220
1013802
-2.2
-2.0
1013803
-2.0
-1.8
NAHA002LV
1013515
-1.0
-0.8
-1.7
-1.5
NAHA003LV
1013165
-0.7
-0.6
-1.4
-1.2
11-10
10/1050
PSC/I/2
10/370
16x25x1
11/2,2,3,31I2
11-10
131900
PSC/314
40/370
16x25x1
3112,4,4112,5
Gas Conversion Kits
Natto LP NAHA001LP(1172958*)
LPto Nat NAHA001NG(1172960_)
*Order from Service Parts
-1.8
-1.7
-2.6
-2.5
300
190
1013166
-1.3
-1.1
-1.8
-1.6
1013157
-0.9
-0.7
-1.7
-1.5
11-10
13/900
PSC/314
40/370
16x25x1
3112,4,41/2,5
[_ 44001 102102

CIRCULATION AIR BLOWER DATA (CFM #)
II N9MP1050B12, N9MP2050B12 (1)
|
11*9MPD050F12 (1) _ Denotes Brand
£nd_ree_ Low Med L Med H Hi
Tap
0.1 826 1083 1301 1408
=0.2 804 1050 1242 1347
_ O, 0.3 770 1028 1195 1295
'£ 0.4 735 985 1153 1237
_o
_ 0.5 698 952 1093 1183
_ --_ 0.6 657 909 1040 1118
× 0.7 --- 863 935 1053
0.8 .... 812 865 976
0.9 ...... 802 887
1.0 ...... 720 787
NgMP1075B12, NgMP2075B12 (1)
Speed Low Med LMed H Hi
Tap
0.1 706 917 1163 1368
=0.2 677 875 1120 1319
_ O 0.3 636 840 1076 1263
O
'_ o 0.4 595 812 1031 1202
_ 0.5 546 766 987 1148
_ 0.6 490 702 889 1077
--
× 0.7 --- 630 821 989
0.8 --- 550 750 914
0.9 --- 462 676 833
1.0 ...... 601 747
£nrl_ree_ Low Med L Med H Hi
Tap
,¢ 0.1 826 1083 1301 1408
0.2 804 1050 1242 1347
'-_O 0.3 770 1028 1195 1295
'£ 0.4 735 985 1153 1237
_ 0.5 698 952 1093 1183
,-__c° 0.6 657 909 1040 1118
× 0.7 --- 863 935 1053
_J
0.8 .... 812 865 976
0.9 ...... 802 887
1.0 ...... 720 787
11*9MPD075F12 (1) * Denotes Brand
Speed Low Med L Med H Hi
lap
¢ 0.1 706 917 1163 1368
0.2 677 875 1120 1319
,-_tj 0.3 636 840 1076 1263
O
',_ o 0.4 595 812 1031 1202
'_ _ 0.5 546 766 987 1148
o 0.6 490 702 889 1077
,---
× 0.7 --- 630 821 989
_J
0.8 --- 550 750 914
0.9 --- 462 676 833
1.0 ...... 601 747
11*9MPD080J16 (1) * Denotes Brand
Speed Low Med L Med H Hi
lap
0.1 823 1109 1527 1850
0.2 795 1087 1482 1791
= 0.3 747 1056 1426 1720
O 0.4 677 1016 1382 1648
,£ 0.5 617 970 1317 1575
,_ _ 0.6 544 854 1245 1485
"_ 0.7 --- 763 1154 1401
0.8 --- 652 1043 1284
X
_J 0.9 ...... 905 1161
1.0 ...... 737 1028
II N9MP1080F16, N9MP2080F16 (1)
Speed Low Med L Med H Hi
Tap
0.1 823 1109 1527 1850
0.2 795 1087 1482 1791
= 0.3 747 1056 1426 1720
O 0.4 677 1016 1382 1648
,£ 0.5 617 970 1317 1575
_ 0.6 544 854 1245 1485
_ 0.7 --- 763 1154 1401
0.8 --- 652 1043 1284
X
w0.9 ...... 905 1161
1.0 ...... 737 1028
iNOTE1Databaed°nBottomOny°rOneSdereturnII
(2) Data based on Both Sides or Bottom plus One Side
(3) 100J20 Reduce airflow by 5% if Bottom Only return.
(4) 125J20 Reduce airflow by 5% if Bottom Only return.
# CFM - Cubic Feet per Minute airflow. Filter required for each return-air inlet.
Airflow performance includes 1" washable (600 FPM max) filter media.
MAX CFM's
Filter Size CFM
14"X 25" 1400
16"X 25" 1600
20"X 25" 2000
24"X 25" 2500
Max CFM based on 600 FPM
44001 102102 [_

CIRCULATION AIR BLOWER DATA (CFM #)
I N9MP1100F14, N9MP2100F14 (1) 1*9MPD100J14 (1)
_d
k. ,
m
X
_J
Speed
_p
0.1
0.2
0.3
0.4
0.5
0.6
0.7
0.8
0.9
1.0
Low Med L Med H
700 912 1209
660 884 1171
616 843 1139
575 790 1088
528 735 1040
472 677 979
--- 608 909
--- 528 827
...... 733
...... 624
Hi Speed Low Med L
Tap
1550 '_ 0.1 700 912
1492 _ cj 0.2 860 884
k.
1434 a. _ 0.3 816 843
O
',_ o 0.4 575 790
1378 _ ¢_
1317 _ .c 0.5 528 735
1247 _ -- 0.6 472 677
X
1161 uJ 0.7 --- 608
1058 0.8 --- 528
932 0.9 ......
778 1.0 ......
Med H Hi
1209 1550
1171 1492
1139 1434
1088 1378
1040 1317
979 1247
909 1161
827 1058
733 932
624 778
IN9MP1100J20, N9MP2100J20, *9MPD100J20 (2)(3)
* Denotes Brand
I
Speed Low Med L Med H Hi
Tap
0.1 1682 1870 2081 2263
0.2 1654 1826 2031 2193
= 0.3 1597 1775 1963 2165
_ 0.4 1547 1719 1899 2056
°0.5 1498 1653 1825 1978
'go
_ 0.6 1428 1583 1737 1854
_ 0.7 1355 1503 1650 1757
-- 0.8 1267 1392 1548 1644
x
w 0.9 --- 1266 1428 1515
1.0 ......... 1351
*gMPD125L20 (2) * Denotes Brand
Speed Low Med L Med H Hi
Tap
0.1 1720 1910 2127 2315
0.2 1686 1881 2087 2268
. 0.3 1644 1833 2024 2201
,9 _ 0.4 1600 1777 1961 2131
_o _ 0.5 1533 1720 1891 2029
°0.6 1494 1647 1804 1948
0.7 1413 1571 1708 1820
w 0.8 1306 1470 1604 1730
0.9 .... 1349 1484 1614
1.0 ........ 1328 1430
II N9MP1125J20, N9MP2125J20 (2)(4)
Speed Low Med L Med H Hi
Tap
0.1 1720 1910 2127 2315
,e 0.2 1686 1881 2087 2268
d 0.3 1644 1833 2024 2201
,£ 0.4 1600 1777 1981 2131
_ 0.5 1533 1720 1891 2029
"_ 0.6 1494 1647 1804 1948
0.7 1413 1571 1708 1820
uJ 0.8 1306 1470 1604 1730
0.9 .... 1349 1484 1614
1.0 ........ 1328 1430
NOTE: (1) Data based on Bottom Only or One Side return.
(2) Data based on Both Sides or Bottom plus One Side
(3) 100J20 Reduce airflow by 5% if Bottom Only return.
(4) 125J20 Reduce airflow by 5% if Bottom Only return.
MAX CFM's
Filter Size CFM
14"X 25" 1400
16"X 25" 1600
20"X 25" 2000
24"X 25" 2500
Max CFM based on 600 FPM
Filter required for each return-air inlet.
)erformance includes 1" washable (600 FPM max) filter media.
[_ 44001 102102

G
CONNECTION DIAGRAM WARNING: ELECTRICAL SHOCK HAZARD
DISCONNECTBEFORESERVICING LADDER DIAGRAM z o o
m _OO
ROLLOUT SWITCH 1TO2 COPPER CONDUCTOR S O O
TO 115VAC FIELD DISCONNECT **qrr
INSERIESDEPENDING LP PRESSURE CAPACITOR " " OT /NE UTR AL /_
ONMODEL MAIN LIMIT BVSS SWITCH ONLY ,_H NOTE #2 EQUIPME NT GROUND OOO
ro-"4V_- ,..u.°,,w....°, .OT..UT--"°, .8.--,+
--o _ L 2_
NOTE #8 l| | _r_>
' ,--_,_'_ ' i_ _ _' 'P _ __ _ ..
/.... _ I_',,._J$_'E_S--U_'ESW_TC--H---- ¥ ' I_NITER _. I -- I'_INDUCER 2P_ (%%ERR)I_IcA_Ac'T°R _
[,,?As__I__ZI_BL_ ¥ _TO_,NSER,ES I'NDU_R_" nnn _ " W RELAY P_ P_ _SOMEMODELS_ _ _o_0_
,..j_ _.,,.V,--,--GRN'_--I"_li' °.END,N_ONMODEL_'MOTOR' ,_,,00_ °.,W',o-. k_---_ _ ' __ _ °_°'_"
NOTE #31 / I NOTE #12 _ I
_. _W_SENSOR []_P4 I| _ IIG#NIT_Ov N I NOTE #'3 f._ _
_HO_- J._a__,_'G'TERN ,,
m I I00 180
.... I / II ,NOIld:::--I I _4-- UNC_ON HEAT_OOL
RELAY -- HEAT MHI (O)
o ,0o%o / / II _-__ _ B. 0ox _-- . _0 ,40
_nI im_ M r_ 60SEC
_r_ __ I / II , ×. _, El-- =sJ. , ,MLO_0L,_..... _,_,>
....... )
> _o ,4o _ I I II I _u _l _w_ _LOWE.
< _0 W _ COOL 0
_LOWERl ''z_" t, _ ..... /-It =
_÷__1_/ II _ LI_--__14__1 _ RELAY IN "_ IN
_ _ _.-,_ _ _ _ ,_ i i---__ EAC _]= o ,,
__ _ _ '_ _ _ _°R_, __ CI_T_N co. N
-'_' U _Nd ,_', ,-J"_'_t.--,L_,;;;TO.''}_ i _ m°
_--_ S-AMP _ !T _ _ i 24VAC
HEAT COOL _ _ __w_/,_
ITRANSFORMER
ON MODEL PI 6 FUSE SA I
W MAIN LIMIT NOTE #6 24VAC COM
.L O
R .......... P14 1 TO 2IN SERIES
1. Ifanyoftheodginalequipmentwireisreplaced .... ireratedl05°C. SPEEDTAPCODE COLORCODE II I,,o I/_E _> ,40,EC
2. Useonlycopperwirebetweenthedisconnectswitchandthefumace _ M 24VAC
BLACK BK P SS SWITCH I
_unc,on,ox B_AC. .1 BLUE BL I , LL _/ :_P_'SD0.O.LY,'.
3. This wire must be connected to furnace sheet metal for control tOproveflame. ORANGE MHI BROWN BR I_ I P18 NOTE#8 _ .....
4. Symbois are eiectricalrepresentationonly. BLUE MLO GREENMELLOW GRNIY _ i _ _ ._
ORANGE O I GAS I \ U-"=--__--U........ ,
5. Solid lines inside circuit board are printed circuit board traces and are RED LO RED R IVALVE _ I O J1
not depicted as shown in the legend. WHITE W y CPU RELAY P12 _B\TS_
6. Replace only with a 5 amp fuse. YE LLOW Y
7. Blower motor speed selections are for average conditions, see I_G "_) f-"_ I (FIELD INSTALLEE
installation instructions for details on optimum speed selection. I °lp _/_1 ,_
8. Factory connected when LP Pressure Switch and BVSS (Chimney LOW VOLTAG E F ACTOR Y _ -<
Adapter Accessory Kit) are not installed. -- _ 18o sEC
9. Blower off*delay, gas heating selections are (60, 100, 140, and 180) LOW VO LTAG E FIE LD I
seconds, cooling or heat pump 90 seconds. L IN E V O LTAG E F AC TO RY I_ _ '
_ " NOTE #3
J0.1gnitionlockoutwilloccurafter four consecutive unsuccessful tdals for I I I LINE VOLTAGE FIELD _-_z =&_LD_
ignition. Control will auto-reset after three hours. CONDUCTOR ON CONTR OL __>p_ SENSOR
11.Bloverload.......... switches.t°rand ind........ t...... rain intemal But ...... t thermal _ JUNCTION _ __O_ ,_[2_*) P 11_.p1 SNOTE #12
12. Flame sensor: 0.7 RA D.C. minimum, 2.0 - 4.0 #A nominal. O U N MAR K E D T E R MINAL
13. Depending on model, P4 inducer motor leads may be in a single connector _::#) P1 9
or M_oquick connecters. ICONTROLTERMINAL 1CONTROLBOARD 330709-101REV. 13,
3

YY
\LL
\ZZ
WW
15
12
11
Representative drawing only, some models may vary in appearance.
DD
17
16 GG
14--f
18
FF
CC
\2
Y
X
\
QD 7
HH
lO
M
25-24-75a-3
i

IReplacement Parts -NgMP1 & NgMP2
Models N9MP1050B12C1, N9MP1075B12C1, N9MP1080F16C1, N9MP1100F14C1, N9MP1100J20C1 &
N9MP1125J20C1 - N9MP2050B12C1, N9MP2075B12C1, N9MP2080F16C1, N9MP2100F14C1, N9MP2100J20C1 &
N9MP2125J20C1 (Natural Gas)
Replacement part supplied will be current active part. For parts not listed, consult place of purchase.
NgMP1 N9MP2
Key Description Part
No, Functional Number 080B 075B 080F 100F 100J 125J 050B 075B 080F 100F 100J 128J
12C 12C 16C 14C 20C 20C 12C 12C 16C 14C 20C 20C
1 1
1 1
1 1 1
1 Heat Exchanger,Primary 1012847
1012851
1012855 1
1012856 1 1
1012859 1 1
2 Heat Exchanger,Secondary 1013760 1 1
1013761 1 1
1013764 1 1 1 1
1013765 1 1
1013766 1 1
3 Motor, BIr 1/115 1/2CCW 1172488 1 1 1 1
1/115 1/2CCW 1172487 1 1 1 1
1/1153/4CCW 1172489 1 1 1 1
4 Mount, Motorkit* 1014824 1 1 1 1
1014823 1 1 1 1 1 1
1014822 1 1
5 Wheel, Blower 1013011 1 1 1 1
1011420 1 1 1 1 1 1 1 1
6 Transformer 1172810 1 1 1 1 1 1 1 1 1 1 1 1
7 Capacitor, 10Mfd, 370V 1171729 1 1 1 1
7.SMfd.,370V 1171728 1 1 1 1
40Mfd.,370V 1171982 1 1 1 1
8 Control 1172550 1 1 1 1 1 1 1 1 1 1 1 1
9 Switch, Interlock 1171981 1 1 1 1 1 1 1 1 1 1 1 1
10 Switch, Pressure 1013802 1 1 1 1 1
1013811 1 1
1013801 1 1 1
1013166 1 1
11 Blower,Exhaust(Jakel) 1172823 1 1 1 1 1 1 1 1 1 1
1172824 1 1
12 Valve,Gas 1172821 1 1 1 1 1 1 1 1 1 1 1 1
13 FlameSensor 1172827 1 1 1 1 1 1 1 1 1 1 1 1
14 Igniter 1172533 1 1 1 1 1 1 1 1 1 1 1 1
15 Orifice,Burner#42 Nat. 1011351 2 3 4 4 5 2 3 4 4 5
#44 Nat. 1011352 4 4
16 Switch, Limit(Ronout) 1013102 2 2 2 2 2 2 2 2 2 2 2 2
17 BurnerAssembly 1172884 1 1
1172965 1 1
1172966 1 1 1 1 1 1
1172967 1 1
18 Switch, Limit(Main) 34335001 1
34335002 1
1320361 1
1008445
1320367
1
1
1
1 1 1
1 1
1 1
*See Table below for bellyband location on motor
Bellyband Location on Motor
Model N9MPI/2 A(in.)
050B12C1 2.09"
075B12C1 1.38"
080F16C1 1.81"
100F14C1 1.38"
100J20C1 1.65"
125J20C1 1.65"
44001 102102

IReplacement Parts -NgMP1 & NgMP2
Models N9MP105OB12C1, N9MP1075B12C1, N9MP108OF16C1, N9MP11OOF14C1, N9MP11OOJ2OC1 8,
N9MP1125J2OC1 - N9MP205OB12C1, N9MP2075B12C1, N9MP208OF16C1, N9MP21OOF14C1, N9MP21OOJ2OC1 &
N9MP2125J2OC1 (Natural Gas)
Replacement part supplied will be current active part. For parts not listed, consult place of purchase.
Key Description Part NgMP1 NgMP2
050B 075B 080F 100F 100J 125J 050B 075B 080F 100F 100J 125J
No. Non-Functional Number 12C 12C 16C 14C 20C 20C 12C 12C 16C 14C 20C 20C
A Panel,Top 1013507 1 1
1013508 1 1
1013509 1 1
1012957 1 1
1012958 1 1
1012959 1 1
B Gasket,TopPanel 1012602 1 1 1 1
1012603 1 1 1 1
1012604 1 1 1 1
F Partition,Blower 1171983 1 1
1171984 1 1
1171985 1 1
1172004 1 1
1172005 1 1
1172006 1 1
H Housing,Blower 1172885 1 1 1 1
1172969 1 1 1 1 1 1 1 1
J Panel,BlowerCutoff 721020013 1 1 1 1
721020008 1 1 1 1 1 1 1 1
K Hange_Blower 1012328 2 2 2 2 2 2 2 2 2 2 2 2
L Doo£Blower 1172992 1 1
1172994 1 1
1172996 1 1
1172991 1 1
1172993 1 1
1172995 1 1
M Bracket,DoorFiller 1172231 1 1 1 1
1172232 1 1 1 1
1172233 1 1 1 1
N Doo£Front 1013789 1 1
1013790 1 1
1013791 1 1
1013210 1 1
1013211 1 1
1013212 1 1
O Strap, Capacitor 1170643 1 1 1 1 1 1 1 1
1014315 1 1 1 1
P TransitionAssembly 1172227 1 1 1 1
1172228 1 1 1 1
1172229 1 1 1 1
Q Gasket, Blower 1014425 1 1 1 1 1 1 1 1 1 1 1 1
R Boar&Insulating 1012417 1 1 1 1
1012418 1 1 1 1
1012419 1 1 1 1
S Box,Collector 1012128 1 1 1 1
1012244 1 1 1 1
1012245 1 1 1 1
T Gasket,Transition 1013079 1 1 1 1
1013080 1 1 1 1
1013083 1 1 1 1
U Gasket,CollectorBox 1012593 1 1 1 1
1012594 1 1 1 1
1012595 1 1 1 1
V Partition,FrontHt Exchanger 1012646 1 1
1012647 1 1
1012649 1 1 1 1
1012651 1 1
1012652 1 1
440 01 102102

IReplacement Parts -NgMP1 & NgMP2
Models - N9MP1050B12C1, N9MP1075B12C1, N9MP1080F16C1, N9MP1100F14C1, N9MP1100J20C1 &
N9MP1125J20C1 - N9MP2050B12C1, N9MP2075B12C1, N9MP2080F16C1, N9MP2100F14C1, N9MP2100J20C1 &
N9MP2125J20C1 (Natural Gas)
Replacement part supplied will be current active part. For parts not listed, consult place of purchase.
N9MP1 N9MP2
Key Description Part 080B 075B 080F 100F 100J 128J 080B 078B 080F 100F 100J 125J
No. Non-Functional Number 12C 12C 16C 14C 20C 20C 12C 12C 16C 14C 20C 20C
W Gasket,AttachmentPlate 1012542 2 2
1012543 2 2
1012544 2 2 2 2 2 2
1012545 2 2
X Cover,JunctionBox 1012350 1 1 1 1 1 1 1 1 1 1 1 1
Y Box,Junction 1172860 1 1 1 1 1 1 1 1 1 1 1 1
BB Manifold 1012276 1 1
1012277 1 1
1012278 1 1 1 1 1 1
1012279 1 1
CC Bottom,BurnerBox 1172847 1 1
1172848 1 1
1172849 1 1 1 1 1 1
1172850 1 1
DD Baffle, BurnerBox 1012338 1 1 1 1
1012339 1 1 1 1 1 1
1012340 1 1
EE Top,BurnerBox 1013702 1 1 1 1
1013703 1 1 1 1 1 1
1013704 1 1
FF Bracket,ManifoldSupport 1012377 2 2 2 2 2 2 2 2 2 2 2 2
GG Bracket,BurnerBoxSide 1012532 2 2 2 2 2 2 2 2 2 2 2 2
HH Bracket,ControlMounting 1172845 1 1 1 1 1 1 1 1 1 1 1 1
JJ Tube, Sensor 1172240 1 1 1 1 1 1 1 1 1 1
1172238 1 1
1172241 1 1
KK Trap,Drain Assembly 1171917 1 1 1 1 1 1 1 1 1 1 1 1
LL Sightglass 1012756 1 1 1 1 1 1 1 1 1 1 1 1
QQ Gasket,Trap 1013701 1 1 1 1 1 1 1 1 1 1 1 1
RR Bracket,Trap 1171986 1 1 1 1 1 1 1 1 1 1 1 1
SS Gasket,Trap Bracket 1172000 1 1 1 1 1 1
1171987 1 1 1 1 1 1
TT Tube, DrainColl.Box5/8"ID 1173065 1 1 1 1 1 1
1172245 1 1 1 1 1 1
1171989 1 1 1 1 1 1 1 1 1 1 1 1
1172012 1 1 1 1 1 1 1 1 1 1 1 1
1014003 1 1 1 1 1 1 1 1 1 1 1 1
1172768 1 1 1 1 1 1 1 1 1 1 1 1
UU Tube, DrainTee I12"ID
VV Tube, Relief
WW Drain Vent
ZZ Sigbtglass
)( PAR]- NOT ILLUSTRATED
)( DoorScrews
)( DoorScrewsGrommets
)( Clamp,Hose314"
)( Clamp,Hose518"
)( Grommet,Vent
)( Bushing,StrainRelief
)( Harness,Wire
)( Trap,DrainTee
)( Tube, I12"ID Drain
)( Tube, I12"ID ElbowStreet
)( Coupling,I12"Barbed
1014488
1171990
1012976
1012975
1012697
1945287
1172817
1171916
1171991
1171996
1171993
4
4
2
4
1
1
1
1
1
1
1
4
4
2
4
1
1
1
1
1
1
1
4
4
2
4
1
1
1
1
1
1
1
4
4
2
4
1
1
1
1
1
1
1
4
4
2
4
1
1
1
1
1
1
1
4
4
2
4
1
1
1
1
1
1
1
4
4
2
4
1
1
1
1
1
1
1
4
4
2
4
1
1
1
1
1
1
1
4
4
2
4
1
1
1
1
1
1
1
4
4
2
4
1
1
1
1
1
1
1
4
4
2
4
1
1
1
1
1
1
1
4
4
2
4
1
1
1
1
1
1
1
44001 102102

Replacement Parts -NgMP1 & NgMP2
Models - N9MP1050B12C1, N9MP1075B12C1, N9MP1080F16C1, N9MP1100F14C1, N9MP1100J20C1 8,
N9MP1125J20C1 - N9MP2050B12C1, N9MP2075B12C1, N9MP2080F16C1, N9MP2100F14C1, N9MP2100J20C1 &
N9MP2125J20C1 (Natural Gas)
Replacement part supplied will be current active part. For parts not listed, consult place of purchase.
N9MP1 N9MP2
Key Description Pan OSOB 075B 080F 100F 100J 128J 080B 078B 080F 100F 100J 125J
No. Non-Functional Number 12C 12C 16C 14C 20C 20C 12C 12C 16C 14C 20C 20C
)( PART NOT ILLUSTRATED
)( Tube, 112"ID Elbow 1171992 1 1 1 1 1 1
)( Tubeing,s/8"ID Drain 1171994 1 1 1 1 1 1 1 1 1 1 1 1
)( Connector,314"X 1/2" 1171995 1 1 1 1 1 1 1 1 1 1 1 1
)( Plate, CoverTrap 1171999 1 1 1 1 1 1 1 1 1 1 1 1
)( Gasket,Trap Bracket 1171987 1 1 1 1 1 1 1 1 1 1 1 1
)( Elbow,1/2"CPVCStreet 1171996 1 1 1 1 1 1 1 1 1 1 1 1
)( Grommet,Casing 1171997 1 1 1 1 1 1 1 1 1 1 1 1
)( Tube, ReleifExt. 1172239 1 1 1 1 1 1 1 1 1 1 1 1
)( Connector,ReleifTube 1171998 1 1 1 1 1 1 1 1 1 1 1 1
)( Gasket,CoverPlate 1172000 1 1 1 1 1 1 1 1 1 1 1 1
)( Cap, DrainTee 1171916 1 1 1 1 1 1 1 1 1 1 1 1
)( Clamp,TeeCap 1172002 1 1 1 1 1 1 1 1 1 1 1 1
)( Coupling,Air Intake 1012284 1 1 1 1 1 1
)( Gasket,Air Intake 1012583 1 1 1 1 1 1
)( Gasket,Trap Bracket 1171987 1 1 1 1 1 1
)( Grommet,Vinyl (GasInlet) 1009535 1 1 1 1 1 1
)( Bushing,StrainRelief 1945287 1 1 1 1 1 1
)( InstallationManual 44001102102 I I I I I I I I I I I I
)( User's Manual 44102201100 I I I I I I I I I I I I
_] 440 01 102102

IReplacement Parts - *gMPD
Models - *9MPDO5OF12C1, *9MPDO75F12C1, *9MPDO80J 16C1, *9MPD100J14C1, *9MPD100J20C1 & *9MPD125L20C1
(Natural Gas) _Denotes Brand
Replacement part supplied will be current active part. For parts not listed, consult place of purchase.
Key Description Part *9MPD
No. Functional Number 080J16C 100J14C 100J20C 128L200
1 Heat Exchanger,Primary
2 Heat Exchanger,Secondary
3 Motor,Blower
4 Mount, Motor kit_
5 Wheel, Blower
6 Transformer
7 Capacitor,7.SMfd.,370V
10Mfd.,370V
40Mfd.,370V
8 Control,FanTimer
9 Switch,Interlock
10 Switch,Pressure
11 Blower,Exhaust
12 Valve,Gas Nat.
13 FlameSensor
14 Igniter
15 Orifice,Burner#42 Nat.
#44 Nat
16 Switch,Limit(Rollout)
17 BurnerAssembly
18 Switch, Limit (Main)
1012850
1012854
1012858
1012862
1013762
1013763
1013765
1013767
1172488
1172487
1172489
1014824
1014822
1014823
1013011
1011420
1172810
1171928
1171929
1171982
1172550
1171981
1013802
1013812
1013166
1172823
1172824
1172821
1172827
1172553
1011351
1011352
1013102
1172884
1172965
1172966
1172967
1320366
34335002
1008445
1320367
_See Table below for bellyband location on motor
050F120
1
1
1
1
1
1
1
1
1
1
2
2
1
075F120
1
I
I
I
I
I
I
I
I
I
3
I
I
I
1
1
1
1
1
1
1
1
1
1
4
2
I
I
I
I
I
I
1
1
1
4
1
1
1
1
1
1
1
1
1
1
4
Bellyband Location
on Motor
Model N9MPD A(in.)
050F12C1 2.09"
075F12C1 1.38"
080J16C1 1.81"
100J14C1 1.38"
100J20C1 1.65"
125L20C1 1.65"
1
1
1
1
1
1
1
1
1
1
5
44001 102102

IReplacement Parts - *gMPD
Models - _9MPDO5OF12C1, _9MPDO75F12C1, _9MPDO80J 16C1, _9MPD100J14C1, _9MPDIOOJ20C1 &_9MPD125L20C1
(Natural Gas) _Denotes Brand
Replacement part supplied will be current active part. For parts not listed, consult place of purchase.
Description Part _gMPD
Non- Functional Number 128L20C
Key
No.
A
B
F
H
J
K
L
M
N
O
P
Q
R
S
T
U
V
Panel,Top
Gasket,TopPanel
Partition,Blower
Housing,Blower
Panel, BlowerCutoff
Hanger,Blower
Door,Blower(Tempstaronly)
(Tempstaronly)
(Tempstaronly)
(Comfortmaker/Keepriteonly)
(Comfortmaker/Keepriteonly)
(Comfortmaker/Keepriteonly)
(Heil/Arcoaireonly)
(Heil/Arcoaireonly)
(Heil/Arcoaireonly)
Bracket,DoorFiller
1012866
1012867
1012868
1012603
1012604
1012605
1172008
1172005
1172006
1172007
1172885
1172969
721020013
721020008
1012328
1173015
1173016
1173082
1173009
1173010
1173072
1173012
1173013
1173075
1172232
050F120
1
1
1
1
1
2
1
078F120
1
1
2
1
080J160
I
I
1
2
1
100J14C
I
I
1
2
1
100J2OC
1
1
1
2
1
Door,Front(Tstaronly)
(Tstaronly)
(Tstaronly)
(CmakerlKeepriteonly)
(CmakerlKeepriteonly)
(CmakerlKeepriteonly)
(HeillArcoonly)
(HeillArcoonly)
(HeillArcoonly)
Clamp,Capacitor
TransitionAssembly
Gasket,Blower
Board, Insulating
Box,Collector
Gasket, Transition
Gasket, Collector Box
Partition, Frt Ht Exchanger
W Gasket, Attachment Plate
1172233
1172234
1013154
1013155
1013156
1013148
1013149
1013150
1013145
1013146
1013147
1170643
1014315
1172228
1172229
1172230
1014428
1012418
1012419
1012420
1012244
1012245
1012246
1013263
1013080
1013083
1013084
1012594
1012595
1012596
1012650
1012648
1012651
1012653
1012542
1012543
1012544
1012545
1
1
1
1
1
1
1
1
1
1
1
1
1
1
1
1
1
1
1
1
1
I
I
I
I
I
I
I
I
I
I
I
I
I
I
I
I
I
I
I
I
I
I
1
1
1
1
1
1
1
1
1
1
1
1
1
1
1
1
2
1
1
1
1
1
1
1
1
1
1
1
1
1
1
2
44001 102102

IReplacement Parts - *gMPD
Models - _9MPDO5OF12C1, _9MPDO75F12C1, _9MPDO80J 16C1, _9MPD100J14C1, _9MPDIOOJ20C1 &_9MPD125L20C1
(Natural Gas) _Denotes Brand
Replacement part supplied will be current active part. For parts not listed, consult place of purchase.
_gMPD
Key Description
No. Non- Functional
X Cover,JunctionBox
Y Box,Junction
BB Manifold
CC Bottom,BurnerBox
DD Baffle,Burner Box
EE Top,BurnerBox
FF Bracket,ManifoldSupport
GG Bracket,BurnerBoxSide
HH Bracket,ControIMounting
JJ Tube, Sensor
KK Trap,Drain Assembly
LL Sightglass Comfortmaker& Heil
TempstarOnly
QQ Gasket,Trap
RR Bracket,Trap
SS Gasket,Trap Bracket
TT Tube, DrainColl. Box5/8" ID
UU Tube, DrainTee 1/2"ID
VV Tube, Relief
WW Drain Vent
YY Tee,Drain
ZZ Sightglass
)( PART NOTILLUSTRATED
)( DoorScrews
)( DoorScrewsGrommets
)( Coupling,Air Intake
)( Gasket,Air Intake
)( Clamp,Hose314"
)( Clamp,Hose5/8"
)( Coupling,Discharge
)( ClampHose
)( Grommet,Vent
)( Bushing,StrainRelief
)( Grommet,Vinyl(gas Inlet)
)( Harness,Wire
Part
Number
1012350
1172860
1012276
1012277
1012278
1012279
1172847
1172849
1172850
1012338
1012339
1012340
1013702
1013703
1013704
1012377
1012532
1172845
1172240
1172238
1172241
1171917
1013235
1013236
1013701
1171986
1171987
1172245
1171989
1172012
1014003
1171915
1172768
1014488
1171990
050F12C
1
1
1
2
2
1
1
1
1
1
1
1
1
1
1
1
1
1
1
4
4
075F12C
1
1
2
2
1
1
1
1
1
1
1
1
1
1
1
1
1
1
4
4
080J16C
I
I
2
2
1
1
1
1
1
1
1
1
1
1
1
1
1
1
4
4
100J14C
I
I
2
2
1
1
1
1
1
1
1
1
1
1
1
1
1
1
4
4
100J2OC
1
1
2
2
1
1
1
1
1
1
1
1
1
1
1
1
1
1
4
4
1012284
1012583
1012976
1012975
1002522
1013830
1012697
1945287
1009535
1172817
1
1
2
4
2
2
1
1
1
1
1
1
2
4
2
2
1
1
1
1
1
1
2
4
2
2
1
1
1
1
1
1
2
4
2
2
1
1
1
1
1
1
2
4
2
2
1
1
1
1
125L20C
1
1
1
2
2
1
1
1
1
1
1
1
1
1
1
1
1
1
1
1
4
4
1
1
2
4
2
2
1
1
1
1
44001 102102 [_

IReplacement Parts - *gMPD
Models - _9MPD050F12C1, _9MPD075F12C1, _9MPD080J 16C1, _9MPD100J14C1, _9MPD100J20C1 &_9MPD125L20C1
(Natural Gas) _Denotes Brand
Replacement part supplied will be current active part. For parts not listed, consult place of purchase.
_gMPD
Key Description
No. Non- Functional
)( Trap, DrainTee
)( Tube, I12"ID Drain
)( Tube, I12"ID Elbow
)( Coupling,I/2" Barbed
)( Tubeing,518"ID Drain
)( Connector,314"X I12"
)( Elbow,I12"CPVCStreet
)( Grommet,Casing
)( Tube, Relief Ext.
)( Connector,ReliefTube
)( Plate,Cover
)( Gasket,Cover Plate
)( Cap,Drain Tee
)( Clamp,TeeCap
)( InstallationManual
)( User'sManual
Pan
Number
1171916
1171991
1171992
1171993
1171994
1171995
1171996
1171997
1172239
1171998
1171999
1172000
1172255
1172256
44001102102
44102201100
050F12C
1
1
2
1
1
1
1
1
1
1
1
1
1
1
1
1
075F12C
I
I
2
I
I
I
I
I
I
I
I
I
I
I
I
I
080J16C
I
I
2
I
I
I
I
I
I
I
I
I
I
I
I
I
I00J14C
1
1
2
1
1
1
1
1
1
1
1
1
1
1
1
1
I00J20C
1
1
2
1
1
1
1
1
1
1
1
1
1
1
1
1
125L20C
1
1
2
1
1
1
1
1
1
1
1
1
1
1
1
1
_] 440 01 102102