Ice O Matic Iceu060 Users Manual Copy Of COVERSM
ICEU060 to the manual ba4e6ab1-5c13-4850-81c4-18475c464d2c
2015-03-11
: Ice-O-Matic Ice-O-Matic-Iceu060-Users-Manual-577678 ice-o-matic-iceu060-users-manual-577678 ice-o-matic pdf
Open the PDF directly: View PDF
.
Page Count: 19

Mile High Equipment
11100 East 45th Av
e
Denver, Colorado 80239
Part Number 9081291-01 Print Date 11/01
MODEL-ICEU060
ICE UNDERCOUNTER SERIES CUBERS
SERVICE AND INSTALLATION MANUAL

Introduction ICEU060
Page 1
To the owner or user: This product manual is a source of information about the installation,
start up, cleaning, maintenance, and repair of the product.
Table of Contents
Introduction Page 1
Specifications/Limitations Page 2
Installation Page 3-5
Initial Start Up Page 6
How It Works-Component Description Page 7
Component Location Page 8
How It Works-Water System Page 9
How It Works-Refrigeration Page 10-11
Operation And Adjustment Page 12
Sanitizing And Cleaning Page 13
Service Diagnosis Page 14
Component Replacement Page 15-16
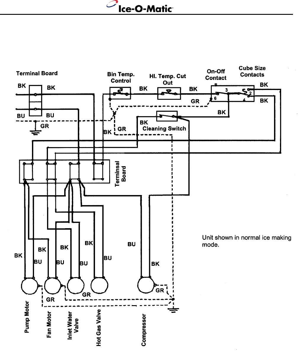
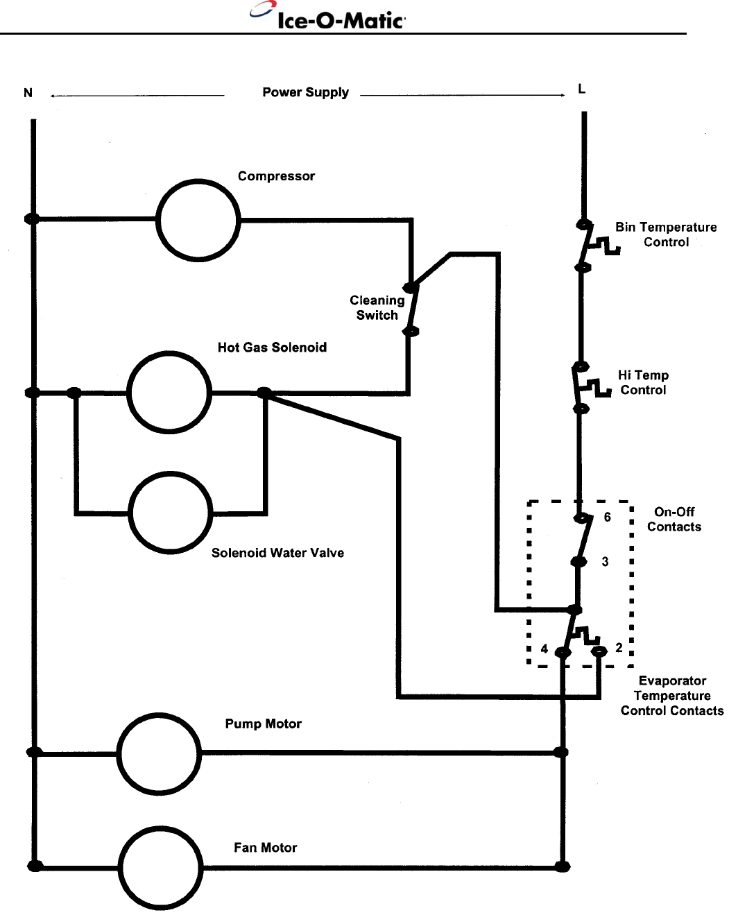
Wiring Diagram Page 17-18
Warranty Information Page 2
Note the warning symbol where it appears in this manual.
It is an alert for important safety information on a hazard
that might cause serious injury.
Keep this manual for future reference.
Ice-O-Matic
11100 E. 45th Ave.
Denver, Co. 80239
800-423-3367
The ICEU060 Service Parts Manual is available separately, Part Number 9081291-02

Specifications ICEU060
Page 2
Specifications:
24 Hour Bin Storage Basic Maximum Ref Type.
Model Number Capacity Capacity Electrical Fuse Size Ounces
ICEU060 55 lbs. 28 lbs. 115/60/1 15 R134a, 9.5 oz
Operating Requirements:Minimum Maximum
Air Temperature 50° F 100° F
Water Temperature 40° F 100° F
Water Pressure 20 PSIG 100 PSIG
Voltage 103.5 V 126.5 V
Ice-O-Matic ice machines are not designed for outdoor installations.
Machine requires voltage indicated on rating nameplate. Failures caused by improper voltage are
not considered factory defects. Extended periods of operation at temperatures exceeding
limitations constitutes misuse under the terms of the Ice-O-Matic Manufacture’s Limited Warranty,
resulting in a loss of warranty coverage. Specifications and design are subject to change without
notice.
The ICEU060 ice machine has a 3 year Parts Warranty and a 3 year Labor Warranty.
The Compressor and Evaporator have a 5 year Parts Warranty
Ice-O-Matic recommends the installation of water filters.

Installation ICEU060
Page 3
Location:
Prior consideration for the location of the ice machine shall include:
Installation location to be indoors with a minimum room temperature of 50°F and with a maximum
room temperature of 100°F.
The incoming water temperature to the machine should be between 40°F and 100°F.
Service Access. Allow enough space at the rear of the cabinet for the utility connections. Allow
enough space for the machine to be pulled out from its installed location. Do not build a floor in
front of the machine that would prevent its removal.
Air Circulation. The front panel must remain unobstructed. Do not block the front panel area with
any type of door or curtain. The air intake is on the right hand side of the front panel, and the
exhaust is on the left side of the front panel and the cabinet left hand side panel. If the unit in
installed in a “built-in” cabinet, position the machine so that the left side of the unit is tight against
the cabinet.

Installation ICEU060
Page 4
Water Supply and Drain Connection:
1. The recommend water supply line is ¼ inch O.D. copper tubing. The minimum incoming water
pressure should be 20 psig.
2. Connect the water supply tubing to the water inlet fitting (3/4 hose thread) at the rear of the
icemaker. An optional adapter (1/4 compression x ¾ hose thread) is available under part
number 1011337-43, or from a local hardware store
3. Install a water shutoff valve on the incoming water line near the icemaker so that the water can
be shut off for service.
4. Connect a gravity drain line to the drain connection at the icemaker. A minimum slope of ¼
inch fall per foot of horizontal run is recommended. Install the drains per local code. A vent is
recommended on the highest point of the drain tube, and the drain tubing must be rigid pipe.
DO NOT use flexible tubing.
Electrical
1. Locate the nameplate on the lower rear panel and check that the location source voltage and
capacity are correct for this unit. The unit is supplied with a grounded plug connection.
2. Under no circumstances must the ground post be altered or removed.
3. Be certain that the icemaker is connected to its own electrical circuit and is individually fused.
4. The maximum allowable voltage variation should not exceed ten percent of the name plate
rating.
5. All external wiring should conform to the National, State, and local electrical code requirements.
Usually an electrical permit and the services of a licensed electrician will be required to install
the receptacle.

Installation ICEU060
Page 5
Final Check:
1. Is the cabinet level?
2. Have all the electrical and piping connection been made?
3. Has the voltage been tested and checked against the nameplate rating?
4. Is the unit plugged into a separate electrical circuit?
5. Is the water supply line shut off valve installed and is the water turned on?
6. Have the bin interior and cabinet exterior been wiped clean?
7. Are all internal components in place including spray platform and curtain?
8. Have the internal refrigerant lines been checked for rubbing and chaffing?
9. Has the machine been installed indoors, in a controlled environment with adequate air
circulation around the machine, and where it can be serviced?

Initial Start Up ICEU060
Page 6
1. Open the water supply valve.
2. Move electrical breaker or switch to the ON position.
3. Remove the front panel.
4. Check the cube size control shaft, it should be in a preset position. If not, rotate the control shaft
clockwise until the unit comes on.
Note: Cube size adjustments may be required. Start with the shaft in the “mid” position.
5. The machine will go through a “dry cycle”; this will take about 10 minutes. The water fill and harvest
cycle will begin.
6. Observe the water fill cycle:
$ The water inlet valve opens.
$ Incoming water flows from the water valve through the tubing to the top of the icemaker.
$ Water flows around the inverted ice cube cups and drains through holes into the reservoir.
$ The reservoir begins to fill up with water.
$ Water continues to enter the machine and overflows a standpipe in the reservoir and down the
drain. This will take about 3 ½ minutes. After that, the freeze cycle will begin.
7. Check the operation of the freezing cycle:
a Compressor is running.
a Water pump is spraying water through the spray nozzles.
a Ice making begins, ice begins to form in the cube molds.
8. Check that the plastic curtain assembly hangs down evenly in the opening and that no large streams of
water are passing through.
Note: Some water will drip from the reservoir as the machine runs, this is normal.
9. After about 20 minutes, the machine will begin to release ice. This is called the harvest cycle.
$ Observe the first cube harvest:
a Check the size of the ice cubes.
Note: The normal size of the ice cube has a ¼ inch depression in the wide end.
If the cubes are not filled out, adjust the machine to make larger ice cubes by turning the cube size
control shaft clockwise.
If the cubes are overfilled, adjust the machine to make smaller ice cubes by turning the cube size
control counter-clockwise.
In both cases, the next cycle of cubes harvested must be observed, and further corrections may be
needed.
If the ice cubes are cloudy, an extreme water condition may exist. Confirm that they are cloudy by
placing them in a glass of cold water. If, in the water, they remain cloudy, you may want to have the
water tested by a water treatment specialist. If the cubes are cloudy only on the bottom or in the
center of the cube, the machine may be running out of water before the end of the freeze cycle.
10. Test the bin full shut off. To test this, hold some ice on the bin thermostat bracket (the stainless steel
tube in the left-hand side of the ice storage bin). The icemaker should stop within a few minutes of
having ice on that tube.
11. Fill out the Warranty Registration and Customer Evaluation form, and mail both to Ice-O-Matic.
12. Make sure the user understands the operation and maintenance requirements for the icemaker. Leave
the service manual and name of the local Ice-O-Matic service agency with the user.

How It Works ICEU060
Page 7
Component Description
Cube Size Control
The Cube size control is located in the front of the control box, behind the front panel. The sensing capillary
tube of the cube size control is routed out of the control box into its bulb holder on the evaporator coil. It is a
reverse acting temperature control with double throw contacts. Turning its knob all the way
counterclockwise also shuts off the icemaker.
Compressor Toggle Switch
The compressor toggle switch is located on the side of the control box. When moved to the ON position, it
makes a circuit to the compressor. When moved to the OFF position, the other components will still
operate.
Water Pump
The water pump operates during the freezing cycle only, pumping water through the spray nozzles into the
inverted spray cups.
Inlet Water Solenoid Valve
The water solenoid valve, located in the back panel of the unit, is energized only during the harvest or
cleaning cycles. When energized, it allows a metered amount of water to flow into the machine (.21 GPM).
This water flows to the top of the evaporator and then down into the reservoir.
Bin Thermostat Control
The bin thermostat control body is located in front of the control box just beside the cube size control. The
thermostat sensing tube is located in the ice storage bin on the left side wall and will automatically shut the
icemaker off when the bin is full and restart when ice is removed. Factory settings are 36º F cut out and 39º
F cut in. It can be adjusted by turning the adjustment screw visible through the control box cover.
Hot Gas Valve Assembly
The hot gas valve assembly is comprised of two components, the valve body and the coil. These
components are located on the discharge line of the compressor and are activated by the cube size control
(harvest cycle). When the coil of the hot gas valve is energized, it magnetically lifts the plunger in the hot
gas valve body. This allows hot refrigerant gas to by-pass the condenser and go directly to the evaporator.
Spray Platform and Chute
The spray system used on this unit is of the stationary type. The water is forced by the water pump into the
platform chamber and sprayed into the inverted cup molds through a set of six spray nozzles.
Fan Motor
The fan motor is electrically connected through the cube size control and runs only during the freeze cycle.
Hermetic Motor Compressor
The compressor is a vapor pump, forcing refrigerant gas throughout the refrigeration system.
Reference Page 8 for Component Location.

Component Location ICEU060
Page 8

How It Works ICEU060
Page 9
Water System
Freezing Cycle
The refrigeration process creates cold temperatures within the evaporator coils and removes heat from the
water sprayed up into the inverted ice cube cups. When enough heat is removed, the water changes into
ice, and forms where it is the coldest: in the ice cube cups.
Minerals contained in the supply water will not freeze and are drained away. Mostly pure water will be
frozen into the ice cubes.
During the freezing cycle, the compressor, fan motor, and water pump are operating. Water is continuously
freezing or being sprayed and recirculated. When the evaporator temperature is lowered to the cold
temperature setting of the cube size control, it ends the freezing cycle and starts the harvest cycle.
Harvest Cycle
The hot gas valve opens and hot refrigerant gas is discharged into the evaporator. The inlet opens and a
fresh supply of water flows to the top of the evaporator and then drains into the reservoir.
The ice cubes have been released from the inverted cube cups in the evaporator by the warming effect of
the hot refrigerant gas condensing in the evaporator tubing, plus the incoming water flowing around the
inverted cups. The released ice cubes drop onto the spray platform and through the curtain assembly into
the ice storage bin.
The cube size control thermostat senses the
warmer temperatures of the harvest cycle, and
at a preset temperature, opens the circuit to
the hot gas and inlet water valves. Both valves
then close.
The harvest cycle is complete, and the
freezing cycle restarts.
The automatic ice making process continues
until the bin is full of ice, and the bin thermostat
senses a colder temperature.
The bin thermostat then opens the circuit to all
components and the automatic ice making
process stops.

How It Works ICEU060
Page 10
Refrigeration System
Freezing Cycle
The ice cubes are formed in an inverted mold that is refrigerated.
The refrigeration process begins at the compressor. There, refrigerant vapor is compressed and flows
from the compressor through the discharge line as a high temperature, high pressure gas. In the
discharge line there is a strainer with two outlets; one leads to the condenser, and the other one to the hot
gas valve. Because the hot gas solenoid is closed, the gas flows to the condenser, where heat is
transferred from the refrigerant to the air passing through the condenser. The refrigerant then condenses
into a high pressure liquid.
From the condenser, the liquid refrigerant flows through the liquid line, and the liquid line filter drier. After
the filter drier, the liquid refrigerant enters the metering device, a capillary tube. After passing the
restriction of the capillary tube, the refrigerant enters an area of relative low pressure, the evaporator. In
the tubing of the evaporator, the liquid refrigerant expands and evaporates, absorbing heat from the
evaporator tubing and anything in contact with it such as water sprayed against it.
The refrigerant, now a low pressure, low temperature vapor, flows into the accumulator, which traps
excess liquid refrigerant. The vapor, now primarily a gas, goes through the suction line and back to the
compressor.

How It Works ICEU060
Page 11
Refrigeration System
Harvest Cycle
(When the cubes are released)
The ice cubes have been formed in an inverted mold that was refrigerated. Now the refrigeration system
will change to warm the cube mold and release the cubes.
The process begins at the compressor. There, refrigerant vapor is compressed and flows from the
compressor through the discharge line as a high temperature, high pressure gas. Before the gas gets to
the condenser, it goes through a strainer. The strainer outlet is connected to two tubes, one which leads to
a hot gas valve solenoid. When this valve opens, the refrigerant gas follows the path of least resistance
and flows through the tubing from the hot gas valve to the evaporator, where the ice cubes are frozen.
At the evaporator, the high temperature gases are cooled by the cold temperatures of the cube mold, and
condense onto liquid, transferring heat to the mold which warms up and releases the cubes. The
refrigerant, now a low pressure, low temperature vapor, flows into the accumulator, which traps excess
liquid refrigerant. The vapor, now primarily a gas, goes through the suction line tube to the compressor
where the cycle is repeated.

Operation and Adjustment ICEU060
Page 12
The information shown below covers a wide range of air and water temperatures. It is intended as a
guideline only, and is based on data compiled from NEW Clean units. Allow a variation from each end of
the range given.
Refrigeration System Pressures: Freeze Cycle Time - 20-25 Minutes
High Side (Discharge) Defrost Cycle Time – 2-3 Minutes
End of Freeze Cycle 125-130 PSI Compressor Amps
Harvest Cycle 83-125 PSI Freeze Cycle – 3.6 to 4.3
Low Side (Suction) Harvest Cycle – 3.6 to 7.7
End of Freeze Cycle 1-3 PSI
Harvest Cycle (Max) 120 PSI
Adjustment Of The Cube Size
A
djust only when cubes are too large or too small.
(See the illustration at the right)
1. Remove the front panel, locate knob.
2. To increase the cube size, turn knob 1/8 turn
clockwise. To decrease the cube size, turn the knob
1/8 turn counter clockwise.
3. Observe the size of the cubes in the next two harvest
cycles. If more adjustment is needed, continue
adjustments until the correct size is obtained.
Adjustment Of The Bin Thermostat Control
A
djust the bin thermostat when the icemaker turn off too
soon (ice level low) or when it turns off too late (ice storage
bin overfills.)
To increase the ice level in the storage bin:
1. Rotate the bin thermostat adjustment screw (located
under the front panel on the control box cover)
clockwise 1/8 turn at a time until the ice level that the
machine maintains is correct.
2. Rotate the bin thermostat adjustment screw
counterclockwise 1/8 turn at a time until the ice level is
correct.

Sanitizing And Cleaning ICEU060
Page 13
An Ice-O-Matic ice machine represents a sizable investment of time and money in any company’s business.
In order to receive the best return for that investment, it MUST receive periodic maintenance. It is the
USER’S RESPONSIBILITY to see that the unit is properly maintained. The following is a list of
recommended maintenance that will help keep the machine running with a minimum of problems.
Maintenance and cleaning should be scheduled at least every six (6) months.
General
The periods and procedures for maintence are provided as a guide. Cleaning will vary depending upon
local water conditions and amount of ice used. Each ice maker must be maintained individually, in
accordance with its own requirements.
Icemaker In Place Cleaning
1. Remove the ice from the bin.
2. Remove the front panel.
3. Rotate the control knob counterclockwise to the OFF position.
4. Remove the curtain by pulling forward on the left end, and then pulling the curtain to the left and out of
the machine.
5. Lift up spray platform, locate the stand pipe to the right of the opening, and pull it out to drain the
reservoir. Replace the stand pipe, spray platform, and curtain.
6. Mix approximately 3 ounces of approved ice machine cleaner with 1.5 quarts of warm (95ºF-115ºF)
potable water, and pour this solution into the reservoir at the curtain base.
10. Pour hot water into the bin to melt the ice produced during cleaning, and to clean out the drain. Wipe
the interior of the bin with mild soap and hot water, rinse with cold water.
To sanitize, prepare ½ ounce of approved (EPA/FDA) sodium hypochloride food equipment sanitizer to
1 gallon of warm water to form a solution with 100 minimum to 200 maximum ppm free chlorine yield,
and repeat steps 3-10, except substitute the sanitizer solution for the ice machine cleaner solution.
11. Replace the front panel
Ice Maker Maintenance
1. Shut off water supply to the icemaker.
2. Disconnect the water inlet tube from the connection at the back of the icemaker, and check the screen
at that point. If very dirty, carefully pull the screen out and clean it. Reassemble the water line to the
icemaker.
3. Open the water shutoff valve.
4. Unplug the power cord to disconnect electrical power to the icemaker.
5. Remove the front panel.
6. Clean the air-cooled condenser fins using a brush or vacuum cleaner, or if needed, coil cleaner. A dirty
condenser coil reduces the ice making capacity of this machine.
Ice machine cleaner
contains acids. These
compounds may cause
burns. If swallowed DO
NOT induce vomiting.
Give large amounts of
water or milk. Call
Physician immediately. In
case of external contact,
flush with water.
7. Rotate the control knob the “normal” position. Operate
the machine for 20 minutes.
8. Then switch the toggle switch to the “cleaning position
for about three minutes to release all the cubes from
their cups.
9. Switch the cleaning toggle switch to the “operation”
position, and allow the machine to run for 30 minutes, or
until the next batch of ice is released.

Service Diagnosis ICEU060
Page 14
SYMPTOM POSSIBLE CAUSE SUGGESTED CORRECTION
Unit will not run. Blown fuse or breaker. Replace fuse and check for cause of
blown fuse or breaker.
Compressor cyles Low voltage. Check voltage at the supply to the
intermittenly. building.
Check circuit for overloading.
Dirty condenser. Clean the condenser.
Restricted air circulation. Allow sufficient air circulation.
Non condensibles in system. Evacuate and recharge with name plate
Amount.
Cubes too small. Cube size control too warm. Check and adust for operation.
Partially restricted cap tube. Recover charge, install new drier,
evacuate, weigh in new charge.
Moisture in system. Same as above.
Overcharged. Same as above.
Undercharged. Same as above. Check for leak.
Cloudy cubes. Spray nozzle clogged. Clean.
Needs cleaning. Clean with approved ice machine
cleaner.
Irregular size cubes, Some jets plugged. Clean jets.
Some cloudy. Shortage of water. Check water supply.
Cubes too large. Cube size control adjusted Check and adjust for proper operation.
improperly.
Decreased ice capacity. Inefficient compressor. Replace compressor.
Low ice capacity. Leaky inlet water valve. Replace water valve.
Non condensibles in system. Replace the refrigerant.
High head pressure. Dirty condenser.
Worn fan motor.
High air or water temperatures.
High air or water temperatures. Relocate machine or water line.
Overcharged. Replace the refrigerant.
Restricted system. Replace the drier and refrigerant.
Poor harvest. Short defrost cycle. Replace the cube size control.
Not enough water. Check water supply.
Hot gas valve does not work. Replace hot gas valve.
Inlet water valve plugged. Replace inlet water valve.
Air and water temperature too low. Relocate machine or water line.
No harvest. Cube size control does not work. Replace cube size control.
Hot gas valve does not work. Replace hot gas valve.
Inlet water valve does not work. Replace inlet water valve.
Excessive water in ice Bin drain plugged. Clean bin drain.
storage bin.

Component Replacement ICEU060
Page 15
Bin Thermostat
1. Unplug the icemaker to disconnect electrical power.
2. Remove screws and cabinet front panel.
3. Remove screws and the control box cover, disconnect electrical wires from the bin thermostat control.
4. Dismount the bin thermostat from the control box.
5. Remove the rear panel.
6. Pull the bin thermostat capillary line from the tube in the ice storage bin. Remove complete control from
ice machine.
7. Replace with a new control in reverse order of removal.
Cube Size Control
1. Unplug the icemaker to disconnect electrical power.
2. Remove screws and cabinet top, front and rear panels.
3. Pull knob from the cube size control shaft. Remove screws and control box cover to gain access to the
cube size control body. Remove screws and dismount the cube size control from the control box.
Disconnect the electrical wires from the cube size control.
4. At the top of the machine, unclip the cube size thermostat tube holder from the evaporator (retain the
clips and tube assembly). Pull the cube size control capillary tube from the tube holder, and remove the
complete cube size control from the icemaker.
5. Insert new cube size control capillary tube into the tube holder, (insure that the end caps are in place).
6. Reverse the removal procedures to reinstall the cube size control. Adjust as necessary.
Refrigeration System
Any time the refrigeration system is opened, the drier must be replaced, the system evacuated and the
exact charge measured into the system. Any other procedure is incorrect and will result in substandard
performance.

Component Replacement ICEU060
Page 16
Spray Platform
1. Unplug the icemaker to disconnect electrical power.
2. Open ice bin door.
3. Pull out on the left side and remove curtain assembly.
4. Lift the spray platform up and pull out to get to the water hose at the base of the platform.
5. Pull hose off of connection to spray platform, and pull platform from the icemaker.
6. To replace, reverse the removal procedures.
Inlet Water Valve
1. Unplug the icemaker to disconnect electrical power.
2. Shut off water supply to icemaker.
3. Remove the lower back panel, pull out to expose inlet
water valve.
4. Disconnect electrical wires from the inlet water valve.
5. Disconnect water lines to and from the water valve
6. Remove the valve from the icemaker.
7. Reverse removal procedure to replace.
Water Pump
1. Disconnect the electrical wires from the cube size control.
2. Remove the top panel,
3. Open ice bin door, pull up from the top and remove.
4. Remove curtain by pulling forward and out on the left end.
5. Remove 2 screws holding pump bracket to right side panel.
6. Disconnect 2 electrical leads and 1 ground wire from the pump.
7. Pull out spray platform, lift pump and disconnect hose.
8. Pull water pump up and out of icemaker.
9. Dismount water pump from cover assembly (retaining brackets), and remount the replacement pump in
its place.
10. Reverse removal procedures to replace.

Component Layout ICEU060
Page 17

Wiring Diagram ICEU060
Page 18