Intel MPCBL0001 Kennicott TPS User Manual To The Df6cfe70 28b6 4cc8 Bad9 Fc1dda823d2e
User Manual: Intel MPCBL0001 to the manual
Open the PDF directly: View PDF .
Page Count: 198 [warning: Documents this large are best viewed by clicking the View PDF Link!]
- Introduction 1
- Features Overview 2
- Hardware Management Overview 3
- 3.1 Sensor Data Record (SDR)
- 3.2 System Event Log (SEL)
- 3.3 Field Replaceable Unit (FRU) Information
- 3.4 E-Keying
- 3.5 IPMC Firmware Code
- 3.6 IPMC Firmware Upgrade Procedure
- 3.7 OEM IPMI Commands
- 3.8 Controls Identifier Table
- 3.9 Hot-Swap Process
- 3.10 Interrupts and Error Reporting
- 3.11 ACPI
- 3.12 Reset Types
- 3.13 Watchdog Timers (WDTs)
- 3.14 LED Status
- 3.15 FRU Payload Control
- 3.16 Serial Port Buffering Overview
- Connectors 4
- Addressing 5
- Specifications 6
- BIOS Features 7
- 7.1 Introduction
- 7.2 BIOS Flash Memory Organization
- 7.3 Complementary Metal-Oxide Semiconductor (CMOS)
- 7.4 Redundant BIOS Functionality
- 7.5 System Management BIOS (SMBIOS)
- 7.6 Legacy USB Support
- 7.7 BIOS Updates
- 7.8 Recovering BIOS Data
- 7.9 Boot Options
- 7.10 Fast Booting Systems
- 7.11 BIOS Security Features
- 7.12 Remote Access Configuration
- BIOS Setup 8
- Error Messages 9
- Operating the Unit 10
- Serial Over Lan (SOL) 11
- Maintenance 12
- Thermals 13
- Component Technology 14
- Warranty Information 15
- Customer Support 16
- Certifications 17
- Agency Information-Class A 18
- Agency Information-Class B 19
- Safety Warnings 20

Intel NetStructure® MPCBL0001
High Performance Single Board
Computer
Technical Product Specification
May 2006
Order Number: 273817-010

2Technical Product Specification
Order #273817
INFORMATION IN THIS DOCUMENT IS PROVIDED IN CONNECTION WITH INTEL® PRODUCTS. NO LICENSE, EXPRESS OR IMPLIED, BY
ESTOPPEL OR OTHERWISE, TO ANY INTELLECTUAL PROPERTY RIGHTS IS GRANTED BY THIS DOCUMENT. EXCEPT AS PROVIDED IN
INTEL'S TERMS AND CONDITIONS OF SALE FOR SUCH PRODUCTS, INTEL ASSUMES NO LIABILITY WHATSOEVER, AND INTEL DISCLAIMS
ANY EXPRESS OR IMPLIED WARRANTY, RELATING TO SALE AND/OR USE OF INTEL PRODUCTS INCLUDING LIABILITY OR WARRANTIES
RELATING TO FITNESS FOR A PARTICULAR PURPOSE, MERCHANTABILITY, OR INFRINGEMENT OF ANY PATENT, COPYRIGHT OR OTHER
INTELLECTUAL PROPERTY RIGHT.
Intel products are not intended for use in medical, life saving, life sustaining, critical control or safety systems, or in nuclear facility applications. Intel
may make changes to specifications and product descriptions at any time, without notice.
Designers must not rely on the absence or characteristics of any features or instructions marked “reserved” or “undefined.” Intel reserves these for
future definition and shall have no responsibility whatsoever for conflicts or incompatibilities arising from future changes to them.
The Intel NetStructure® MPCBL0001 High Performance Single Board Computer may contain design defects or errors known as errata which may
cause the product to deviate from published specifications. Current characterized errata are available on request.
This document and the software described in it are furnished under license and may only be used or copied in accordance with the terms of the
license. The information in this document is furnished for informational use only, is subject to change without notice, and should not be construed as a
commitment by Intel Corporation. Intel Corporation assumes no responsibility or liability for any errors or inaccuracies that may appear in this
document or any software that may be provided in association with this document. Except as permitted by such license, no part of this document may
be reproduced, stored in a retrieval system, or transmitted in any form or by any means without the express written consent of Intel Corporation.
Contact your local Intel sales office or your distributor to obtain the latest specifications and before placing your product order.
Copies of documents which have an ordering number and are referenced in this document, or other Intel literature may be obtained by calling
1-800-548-4725 or by visiting Intel's website at http://www.intel.com.
AlertVIEW, AnyPoint, AppChoice, BoardWatch, BunnyPeople, CablePort, Celeron, Chips, CT Connect, CT Media, Dialogic, DM3, EtherExpress,
ETOX, FlashFile, i386, i486, i960, iCOMP, InstantIP, Intel, Intel logo, Intel386, Intel486, Intel740, IntelDX2, IntelDX4, IntelSX2, Intel Create & Share,
Intel GigaBlade, Intel InBusiness, Intel Inside, Intel Inside logo, Intel NetBurst, Intel NetMerge, Intel NetStructure, Intel Play, Intel Play logo, Intel
SingleDriver, Intel SpeedStep, Intel StrataFlash, Intel TeamStation, Intel Xeon, Intel XScale, IPLink, Itanium, LANDesk, LanRover, MCS, MMX, MMX
logo, Optimizer logo, OverDrive, Paragon, PC Dads, PC Parents, PDCharm, Pentium, Pentium II Xeon, Pentium III Xeon, Performance at Your
Command, RemoteExpress, Shiva, SmartDie, Solutions960, Sound Mark, StorageExpress, The Computer Inside., The Journey Inside,
TokenExpress, Trillium, VoiceBrick, Vtune, and Xircom are trademarks or registered trademarks of Intel Corporation or its subsidiaries in the United
States and other countries.
† Hyper Threading Technology (HT Technology) requires a computer system with an Intel® Pentium® 4 processor supporting HT Technology and an
HT Technology-enabled chipset, BIOS and operating system. Performance will vary depending on the specific hardware and software you use. See
http://www.intel.com/info/hyperthreading/ for more information including details on which processors support HT Technology.
*Other names and brands may be claimed as the property of others.
Copyright © Intel Corporation, 2006. All rights reserved.

Technical Product Specification 3
Order #273817
Intel NetStructure® MPCBL0001 High Performance Single Board Computer
Contents
Contents
1 Introduction....................................................................................................................................13
1.1 Document Organization ......................................................................................................13
1.2 Glossary..............................................................................................................................14
2 Features Overview ........................................................................................................................16
2.1 Application ..........................................................................................................................16
2.2 Functional Description ........................................................................................................16
2.2.1 Low Voltage Intel® Xeon™ Processor CPU-0 (U35), CPU-1 (U36) .......................18
2.2.2 Chipset...................................................................................................................19
2.2.2.1 Intel® E7501 Memory Controller Hub (U22)...........................................19
2.2.2.2 Intel® 82801CA I/O Controller Hub 3 (U7) .............................................20
2.2.2.3 Intel® 82870P2 64-bit PCI/PCI-X Controller Hub 2 (U14, U24) .............21
2.2.3 Memory (J8, J9, J10, J11) .....................................................................................21
2.2.3.1 Memory Ordering Rule for the MCH ...................................................... 21
2.2.4 I/O ..........................................................................................................................22
2.2.4.1 Super I/O (U28)......................................................................................22
2.2.4.2 Real-Time Clock ....................................................................................23
2.2.4.3 Timer0 Capabilities ................................................................................23
2.2.4.4 Gigabit Ethernet (U13) ...........................................................................23
2.2.4.5 Fibre Channel* (U23) - Optional ............................................................24
2.2.5 PMC Connector (J25, J26, J27) ............................................................................25
2.2.6 Firmware Hub (U30, U33)......................................................................................25
2.2.6.1 FWH 0 (Main BIOS) ...............................................................................26
2.2.6.2 FWH 1 (Backup/Recovery BIOS)...........................................................26
2.2.6.3 Flash ROM Backup Mechanism ............................................................26
2.2.7 Onboard Power Supplies .......................................................................................27
2.2.7.1 Power Feed Fuses.................................................................................27
2.2.7.2 ORing Diodes and Circuit Breaker Protection........................................ 27
2.2.7.3 -48 V to +12 V Converter .......................................................................27
2.2.7.4 -48 V to +5 V/+3.3 V Converter..............................................................27
2.2.7.5 Processor Voltage Regulator Module (VRM) .........................................27
2.2.7.6 IPMB Standby Power............................................................................. 28
3 Hardware Management Overview .................................................................................................29
3.1 Sensor Data Record (SDR) ................................................................................................30
3.2 System Event Log (SEL) .................................................................................................... 32
3.2.1 Temperature and Voltage Sensors ........................................................................36
3.2.2 Processor Events................................................................................................... 41
3.2.3 DIMM Memory Events ...........................................................................................41
3.2.4 System Firmware Progress (POST Error) .............................................................41
3.2.5 Critical Interrupts....................................................................................................41
3.2.6 System ACPI Power State.....................................................................................43
3.2.7 IPMB Link Sensor ..................................................................................................43
3.2.8 FRU Hot Swap ....................................................................................................... 43
3.2.9 CPU Failure Detection ...........................................................................................43
3.2.10 Port 80h POST Codes ...........................................................................................44
3.3 Field Replaceable Unit (FRU) Information ..........................................................................45

4Technical Product Specification
Order #273817
Intel NetStructure® MPCBL0001 High Performance Single Board Computer
Contents
3.4 E-Keying ............................................................................................................................. 46
3.5 IPMC Firmware Code ......................................................................................................... 46
3.6 IPMC Firmware Upgrade Procedure .................................................................................. 47
3.6.1 IPMC Firmware Upgrade Using KCS Interface ..................................................... 47
3.6.2 IPMC Firmware Upgrade via the IPMB Interface (RMCP)..................................... 48
3.6.2.1 Updating MPCBL0001 Firmware ........................................................... 48
3.7 OEM IPMI Commands........................................................................................................ 48
3.7.1 Reset BIOS Flash Type ......................................................................................... 49
3.7.2 Set Fibre Channel Port Selection .......................................................................... 49
3.7.3 Get Fibre Channel Port Selection .......................................................................... 49
3.7.4 Get HW Fibre Channel Port Selection ................................................................... 50
3.7.5 Set Control State ...................................................................................................50
3.7.6 Get Control State ................................................................................................... 52
3.7.7 Get Port80 Data..................................................................................................... 52
3.8 Controls Identifier Table...................................................................................................... 52
3.9 Hot-Swap Process .............................................................................................................. 53
3.9.1 Hot-Swap LED (DS10)........................................................................................... 54
3.9.2 Ejector Mechanism ................................................................................................ 54
3.10 Interrupts and Error Reporting ............................................................................................55
3.10.1 Device Interrupts.................................................................................................... 55
3.10.2 Error Reporting ...................................................................................................... 57
3.11 ACPI ................................................................................................................................... 58
3.11.1 System States and Power States .......................................................................... 58
3.12 Reset Types........................................................................................................................ 58
3.12.1 Reset Logic............................................................................................................ 59
3.12.2 Hard Reset Request .............................................................................................. 59
3.12.3 Soft Reset Request................................................................................................ 59
3.12.4 Warm Boot............................................................................................................. 60
3.12.5 Cold Boot ............................................................................................................... 61
3.12.6 Power Good........................................................................................................... 61
3.13 Watchdog Timers (WDTs) .................................................................................................. 64
3.13.1 WDT #1.................................................................................................................. 64
3.13.2 WDT #2.................................................................................................................. 65
3.13.3 WDT #3.................................................................................................................. 65
3.14 LED Status.......................................................................................................................... 66
3.14.1 Health LED ............................................................................................................ 66
3.14.2 OOS (Out Of Service) LED.................................................................................... 66
3.14.3 Hot-Swap LED ....................................................................................................... 66
3.14.4 IDE Drive Activity LED ........................................................................................... 67
3.14.5 User Programmable LEDs..................................................................................... 67
3.14.6 Network Link/Speed LEDs..................................................................................... 68
3.14.7 Ethernet Controller Port State LEDs...................................................................... 68
3.14.8 Fibre Channel Port State LEDs ............................................................................. 69
3.14.9 Setting the Default Color for the OOS and Health LEDs ....................................... 69
3.15 FRU Payload Control.......................................................................................................... 70
3.15.1 Cold Reset ............................................................................................................. 70
3.15.2 Warm Reset........................................................................................................... 70
3.15.3 Graceful Reboot..................................................................................................... 70
3.15.4 Diagnostic Interrupt................................................................................................ 71
3.16 Serial Port Buffering Overview............................................................................................ 72

Technical Product Specification 5
Order #273817
Intel NetStructure® MPCBL0001 High Performance Single Board Computer
Contents
3.16.1 Using Serial Port Buffering ...................................................................................73
3.16.1.1 Configuring the Serial Port.....................................................................73
3.16.1.2 Configuration of Buffering/Filtering ........................................................76
3.16.1.3 Reading Buffered Data ..........................................................................76
3.16.1.4 Examples ...............................................................................................77
4 Connectors ....................................................................................................................................80
4.1 Backplane Connectors........................................................................................................84
4.1.1 Power Distribution Connector (Zone 1)..................................................................84
4.1.2 Data Transport Connector (Zone 2).......................................................................85
4.1.3 Alignment Blocks ...................................................................................................86
4.2 Front Panel Connectors......................................................................................................87
4.2.1 USB Connector (J12)............................................................................................. 87
4.2.2 Serial Port Connector (J17) ...................................................................................87
4.2.3 Fibre Channel Small Form-Factor Pluggable (SFP) Receptacle (J34 and J35) ....90
4.2.4 Fibre Channel SFP Optical Transceiver Module....................................................90
4.2.5 PMC Connectors (J25, J26, J27)...........................................................................91
4.3 On-board Connectors .........................................................................................................94
4.3.1 IDE Connector (J24) ..............................................................................................94
5 Addressing.....................................................................................................................................95
5.1 Configuration Registers ......................................................................................................95
5.1.1 Configuration Address Register MCH CONFIG_ADDRESS ................................. 95
5.1.2 Configuration Data Register MCH CONFIG_ADDRESS .......................................95
5.2 I/O Address Assignments ...................................................................................................96
5.3 Memory Map .......................................................................................................................97
5.4 IPMC Addresses.................................................................................................................98
6 Specifications ................................................................................................................................99
6.1 Mechanical Specifications ..................................................................................................99
6.1.1 Board Outline .........................................................................................................99
6.1.2 Backing Plate ....................................................................................................... 102
6.1.3 Component Height ...............................................................................................102
6.2 Environmental Specifications............................................................................................107
6.3 Reliability Specifications ...................................................................................................107
6.3.1 Mean Time Between Failure (MTBF) Specifications............................................ 107
6.3.1.1 Environmental Assumptions ................................................................108
6.3.1.2 General Assumptions...........................................................................108
6.3.1.3 General Notes......................................................................................108
6.3.2 Power Consumption ............................................................................................108
6.3.3 Cooling Requirements ......................................................................................... 109
6.4 Board Layer Specifications ...............................................................................................109
6.5 Weight...............................................................................................................................109
7 BIOS Features .............................................................................................................................110
7.1 Introduction .......................................................................................................................110
7.2 BIOS Flash Memory Organization ....................................................................................110
7.3 Complementary Metal-Oxide Semiconductor (CMOS) ..................................................... 110
7.3.1 Copying and Saving CMOS Settings ...................................................................110
7.4 Redundant BIOS Functionality .........................................................................................111
7.5 System Management BIOS (SMBIOS).............................................................................111

6Technical Product Specification
Order #273817
Intel NetStructure® MPCBL0001 High Performance Single Board Computer
Contents
7.6 Legacy USB Support ........................................................................................................ 112
7.7 BIOS Updates................................................................................................................... 112
7.7.1 Language Support ............................................................................................... 113
7.8 Recovering BIOS Data ..................................................................................................... 113
7.9 Boot Options ..................................................................................................................... 113
7.9.1 CD-ROM and Network Boot ................................................................................ 113
7.9.2 Booting without Attached Devices ....................................................................... 113
7.10 Fast Booting Systems....................................................................................................... 114
7.10.1 Quick Boot ........................................................................................................... 114
7.11 BIOS Security Features .................................................................................................... 114
7.12 Remote Access Configuration .......................................................................................... 115
8 BIOS Setup.................................................................................................................................. 116
8.1 Introduction ....................................................................................................................... 116
8.2 Main Menu ........................................................................................................................ 116
8.3 Advanced Menu................................................................................................................117
8.3.1 CPU Configuration Submenu .............................................................................. 118
8.3.2 IDE Configuration Submenu ................................................................................ 119
8.3.2.1 Primary IDE Master/Slave Submenu ................................................... 120
8.3.3 Floppy Configuration Submenu ........................................................................... 122
8.3.4 SuperIO Configuration Submenu......................................................................... 123
8.3.5 ACPI Configuration Submenu.............................................................................. 124
8.3.5.1 Advanced ACPI Configuration Submenu............................................. 125
8.3.6 System Management Configuration Submenu .................................................... 126
8.3.7 Event Logging Configuration Submenu ............................................................... 127
8.3.8 Fibre Channel Routing (PICMG) Configuration Submenu................................... 128
8.3.9 Remote Access Configuration Submenu............................................................. 129
8.3.10 USB Configuration Submenu............................................................................... 130
8.3.10.1 USB Mass Storage Device Configuration ............................................ 132
8.3.11 PCI Configuration ................................................................................................ 132
8.4 Boot Menu ........................................................................................................................ 133
8.4.1 Boot Settings Configuration Submenu................................................................. 133
8.4.2 Boot Device Priority Submenu............................................................................. 134
8.4.3 Hard Disk Drive Submenu ................................................................................... 135
8.4.4 OS Load Timeout Timer ...................................................................................... 135
8.5 Security Menu................................................................................................................... 136
8.6 Exit Menu.......................................................................................................................... 136
9 Error Messages ........................................................................................................................... 138
9.1 BIOS Error Messages....................................................................................................... 138
9.2 Port 80h POST Codes ...................................................................................................... 139
10 Operating the Unit ....................................................................................................................... 143
10.1 BIOS Configuration........................................................................................................... 143
10.2 BIOS Image Updates........................................................................................................ 143
10.3 Procedures to Copy and Save BIOS (Including CMOS Settings)..................................... 143
10.3.1 Copying BIOS.bin from the SBC.......................................................................... 143
10.3.2 Saving BIOS.bin to the SBC ................................................................................ 144
10.3.3 Error Messages ................................................................................................... 144
10.3.4 Synchronizing BIOS Image and Settings from FWH0 (Main) to FWH1 (Backup)144
10.3.5 BIOS Utility Command Line Options.................................................................... 145

Technical Product Specification 7
Order #273817
Intel NetStructure® MPCBL0001 High Performance Single Board Computer
Contents
10.4 Jumpers ............................................................................................................................147
10.5 Digital Ground to Chassis Ground Connectivity ...............................................................149
11 Serial Over Lan (SOL) .................................................................................................................151
11.1 References .......................................................................................................................151
11.2 SOL Architecture ..............................................................................................................151
11.2.1 Architectural Components ...................................................................................153
11.2.1.1 IPMC ...................................................................................................153
11.2.1.2 Ethernet Controller...............................................................................153
11.2.2 BIOS ....................................................................................................................153
11.3 Theory of Operation..........................................................................................................154
11.3.1 Front Panel Serial Port ........................................................................................154
11.3.2 Serial Over LAN ...................................................................................................154
11.4 Utilities ..............................................................................................................................155
11.5 Supported Usage Model ...................................................................................................156
11.5.1 Configuring the Blade for SOL .............................................................................156
11.6 Installation and Configuration ...........................................................................................157
11.6.1 SOL Configuration Reference Script (reference_cfg) ..........................................157
11.6.2 SOL Client (ipmitool)............................................................................................157
11.6.3 BIOS and OS Configuration.................................................................................158
11.7 Executing the Script (reference_cfg) ................................................................................158
11.7.1 Default Behavior ..................................................................................................158
11.7.2 SOL User Information ..........................................................................................159
11.7.3 LAN Parameters ..................................................................................................159
11.7.4 SOL Parameters ..................................................................................................160
11.7.5 Channel Parameters ............................................................................................160
11.7.6 Command Line Options .......................................................................................160
11.7.7 Executing the SOL Client (ipmitool).....................................................................161
11.8 Operating Environment.....................................................................................................161
12 Maintenance ................................................................................................................................162
12.1 Supervision .......................................................................................................................162
12.2 Diagnostics .......................................................................................................................162
12.2.1 In-Target Probe (ITP)...........................................................................................162
13 Thermals......................................................................................................................................163
14 Component Technology ..............................................................................................................164
15 Warranty Information ...................................................................................................................165
15.1 Intel NetStructure® Compute Boards and Platform Products Limited Warranty ..............165
15.2 Returning a Defective Product (RMA) ..............................................................................165
15.3 For the Americas ..............................................................................................................166
15.3.1 For Europe, Middle East, and Africa (EMEA) ......................................................166
15.3.2 For Asia and Pacific (APAC)................................................................................166
16 Customer Support .......................................................................................................................168
16.1 Customer Support.............................................................................................................168
16.2 Technical Support and Return for Service Assistance ..................................................... 168
16.3 Sales Assistance ..............................................................................................................168
16.4 Product Code Summary ...................................................................................................168

8Technical Product Specification
Order #273817
Intel NetStructure® MPCBL0001 High Performance Single Board Computer
Contents
17 Certifications................................................................................................................................ 169
18 Agency Information—Class A...................................................................................................... 170
18.1 North America (FCC Class A)........................................................................................... 170
18.2 Canada – Industry Canada (ICES-003 Class A) (English and French-translated) ........... 170
18.3 Safety Instructions (English and French-translated)......................................................... 170
18.3.1 English ................................................................................................................. 170
18.3.2 French.................................................................................................................. 171
18.4 Taiwan Class A Warning Statement ................................................................................. 171
18.5 Japan VCCI Class A .........................................................................................................172
18.6 Korean Class A.................................................................................................................172
18.7 Australia, New Zealand.....................................................................................................172
19 Agency Information—Class B...................................................................................................... 173
19.1 North America (FCC Class B)........................................................................................... 173
19.2 Canada – Industry Canada (ICES-003 Class B) (English and French-translated) ........... 173
19.3 Safety Instructions (English and French-translated)......................................................... 173
19.3.1 English ................................................................................................................. 173
19.3.2 French.................................................................................................................. 174
19.4 Japan VCCI Class B .........................................................................................................174
19.5 Korean Class B.................................................................................................................175
19.6 Australia, New Zealand.....................................................................................................175
20 Safety Warnings .......................................................................................................................... 176
20.1 Mesures de Sécurité.........................................................................................................177
20.2 Sicherheitshinweise .......................................................................................................... 179
20.3 Norme di Sicurezza ..........................................................................................................181
20.4 Instrucciones de Seguridad .............................................................................................. 183
20.5 Chinese Safety Warning ................................................................................................... 185
A Reference Documents................................................................................................................. 186
B List of Supported Commands (IPMI v1.5 and PICMG 3.0).......................................................... 189
C Material Declaration Data Sheets................................................................................................ 194
Tables
1 P64H2 Interfaces........................................................................................................................ 21
2 Hardware Sensors...................................................................................................................... 30
3 SEL Events Supported by the MPCBL0001 SBC....................................................................... 33
4 Sensor Thresholds for IPMC Firmware 1.0 ................................................................................ 37
5 Sensor Thresholds for IPMC Firmware 1.2 ................................................................................ 38
6 Sensor Thresholds for IPMC Firmware 1.7 and Above .............................................................. 39
7 Sensor Thresholds for IPMC Firmware 1.14 and Above ............................................................ 40
8 PCI Mapping for Hardware Component Subsystem................................................................... 42
9 CPU Failure Behavior................................................................................................................. 44
10 FRU Multirecord Data for CPU/RAM/PMC/BIOS Version Information ....................................... 45
11 PMC Data ................................................................................................................................... 45

Technical Product Specification 9
Order #273817
Intel NetStructure® MPCBL0001 High Performance Single Board Computer
Contents
12 Link Descriptors for E-Keying .....................................................................................................46
13 Reset BIOS Flash Type ..............................................................................................................49
14 Set Fibre Channel Port Selection ...............................................................................................49
15 Get Fibre Channel Port Selection ...............................................................................................50
16 Get HW Fibre Channel Port Selection ........................................................................................50
17 Set Control State ........................................................................................................................51
18 Get Control State ........................................................................................................................52
19 Get Port80 Data..........................................................................................................................52
20 Controls Identifier Table..............................................................................................................52
21 Hot-Swap LED (DS11)................................................................................................................54
22 Interrupt Assignments.................................................................................................................55
23 Power States and Targeted System Power................................................................................58
24 Reset Request ............................................................................................................................60
25 Reset Actions..............................................................................................................................61
26 Health LED ................................................................................................................................. 66
27 OOS LED (DS9) .........................................................................................................................66
28 IDE Drive Activity LED ................................................................................................................67
29 User Programmable LEDs..........................................................................................................67
30 GPIO Pin Connections................................................................................................................67
31 Network Link LEDs .....................................................................................................................68
32 Network Speed LEDs .................................................................................................................68
33 Ethernet Controller Port State LED.............................................................................................69
34 Fibre Channel Port State LED (DS2, DS3).................................................................................69
35 CMM Commands for FRU Control Options ................................................................................ 70
36 Returned Values from the Get Message Command...................................................................71
37 Escape Sequences Not Buffered with Filter Enabled .................................................................73
38 Set Serial/Modem Configuration Command: Net Function=0Ch, Command=10h .....................74
39 Get Serial/Modem Configuration Command: Net Function=0Ch, Command=11h .....................75
40 Set Serial Buffer Configuration Command: Net Function=30h, Command=32h ........................76
41 Get Serial Buffer Configuration Command: NetFn=30h, Cmd=31h............................................76
42 Get Serial Buffer Command: Net Function=30h, Command=30h ..............................................77
43 LED Descriptions ........................................................................................................................83
44 Connector Assignments..............................................................................................................83
45 Power Distribution Connector (Zone 1) P10 Pin Assignments ...................................................84
46 Data Transport Connector (Zone 2) P23 Pin Assignments ........................................................ 86
47 USB Connector (J12) Pin Assignments......................................................................................87
48 Serial Port Connector (J17) Pin Assignments ............................................................................88
49 Fibre Channel SFP Copper Transceiver Module (AMP, J34, J35) .............................................90
50 Fibre Channel SFP Pin Assignments .........................................................................................91
51 PMC Connector Pin Assignments - 32 Bit ..................................................................................92
52 PMC Connector Pin Assignments - 64 Bit ..................................................................................93
53 IDE Connector Pin Assignments ................................................................................................94
54 Configuration Address Register Bit Assignments ....................................................................... 95
55 Configuration Data Register Bit Assignments.............................................................................96
56 I/O Address Cross-References...................................................................................................96
57 Memory Map...............................................................................................................................97
58 SMBus Addresses ......................................................................................................................98
59 Environmental Specifications....................................................................................................107
60 Reliability Estimate Data...........................................................................................................107
61 Total Measured Power..............................................................................................................108

10 Technical Product Specification
Order #273817
Intel NetStructure® MPCBL0001 High Performance Single Board Computer
Contents
62 Supervisor and User Password Functions ............................................................................... 115
63 Function Key Escape Code Equivalents .................................................................................. 115
64 BIOS Setup Program Menu Bar ............................................................................................... 116
65 BIOS Setup Program Function Keys ........................................................................................ 116
66 Main Menu ................................................................................................................................ 117
67 Advanced Menu........................................................................................................................ 118
68 CPU Configuration Submenu ................................................................................................... 119
69 IDE Configuration Submenu.....................................................................................................119
70 Primary IDE Master/Slave Submenu ........................................................................................ 121
71 Floppy Configuration Submenu ................................................................................................ 122
72 SuperIO Configuration Submenu ............................................................................................. 123
73 ACPI Configuration Submenu .................................................................................................. 124
74 Advanced ACPI Configuration Submenu ................................................................................. 125
75 System Management Configuration Submenu......................................................................... 126
76 Event Logging Configuration Submenu .................................................................................... 127
77 Fibre Channel Routing (PICMG) Submenu .............................................................................. 128
78 Remote Access Configuration Submenu.................................................................................. 129
79 USB Configuration Submenu ................................................................................................... 130
80 USB Mass Storage Device Configuration................................................................................. 132
81 PCI Configuration Submenu .....................................................................................................133
82 Boot Menu ................................................................................................................................ 133
83 Boot Settings Configuration Submenu ..................................................................................... 134
84 Boot Device Priority Submenu..................................................................................................135
85 Hard Disk Drive Priority Submenu............................................................................................ 135
86 OS Load Timeout Timer Submenu........................................................................................... 136
87 Security Menu........................................................................................................................... 136
88 Exit Menu.................................................................................................................................. 137
89 BIOS Error Messages............................................................................................................... 138
90 Bootblock Initialization Code Checkpoints................................................................................ 139
91 POST Code Checkpoints .........................................................................................................140
93 ACPI Runtime Checkpoints ......................................................................................................142
92 DIM Code Checkpoints............................................................................................................. 142
94 BIOS Beep Codes .................................................................................................................... 142
95 Error Message .......................................................................................................................... 144
96 Suggested Method of BIOS Image Synchronization prior to BIOS Upgrade............................ 145
97 Flashdos Utility Command Line Options .................................................................................. 146
98 J18 Pin Assignments ................................................................................................................ 148
99 J16 Jumper Assignments .........................................................................................................148
100 J37 Jumper Assignments ......................................................................................................... 148
101 J40 Jumper Assignments ......................................................................................................... 149
102 Serial Console Redirection over Front Panel and LAN ............................................................ 153
103 IPMI V2.0 Set LAN Configuration Parameters Command Settings .......................................... 159
104 SOL Configuration Reference Script Command-line Options .................................................. 160
105 Hardware Monitoring Components........................................................................................... 162
106 Main Components .................................................................................................................... 164
107 MPCBL0001 Product Code Summary ...................................................................................... 168
108 IPMI 1.5 Supported Commands ............................................................................................... 189
109 PICMG 3.0 IPMI Supported Commands .................................................................................. 192
110 IPMI 2.0 Supported Commands ............................................................................................... 192

Technical Product Specification 11
Order #273817
Intel NetStructure® MPCBL0001 High Performance Single Board Computer
Contents
Figures
1 Block Diagram ............................................................................................................................ 17
2 Memory Ordering........................................................................................................................22
3 Hardware Management Block Diagram......................................................................................29
4 IPMC Firmware Code Process ...................................................................................................47
5 Upgrade via Remote Management Node ...................................................................................48
6 Hot-Swap Process ......................................................................................................................53
7 Interrupt Signals..........................................................................................................................56
8 Power Good Map........................................................................................................................61
9 Reset Chain ................................................................................................................................63
10 Watchdog Timers........................................................................................................................64
11 Flow Diagram for Graceful Reboot Command............................................................................71
12 Diagnostic Interrupt Command Implementation .........................................................................72
13 MPCBL0001 SBC Connector Locations ..................................................................................... 80
14 MPCBL0001NXX SBC Front Panel ............................................................................................81
15 MPCBL0001FXX SBC Front Panel ............................................................................................82
16 Power Distribution Connector (Zone 1) P10 ...............................................................................84
17 Data Transport Connector (Zone 2) J23.....................................................................................85
18 Serial Port Connector (J17) ........................................................................................................88
19 DB9 to RJ-45 Pin Translation .....................................................................................................89
20 Component Layout (#1)............................................................................................................100
21 Component Layout (#2)............................................................................................................101
22 Front Panel Dimensions – FC SKU (PMC and Connectors) ....................................................103
23 Front Panel Dimensions – FC SKU (Screws and LEDs) .......................................................... 104
24 Front Panel Dimensions – Non FC SKU (PMC and Connectors).............................................105
25 Front Panel Dimensions – Non-FC SKU (Screws and LED) ....................................................106
26 Low Voltage Intel® Xeon™ Processor Heatsink.......................................................................109
27 Jumper/Connector Locations....................................................................................................147
28 Connecting Digital Ground to Chassis Ground.........................................................................150
29 SOL Block Diagram ..................................................................................................................152
30 Reference Script Running on Remote Node, Communicating over LAN .................................156
31 Power vs. Flow Rate.................................................................................................................163

12 Technical Product Specification
Order #273817
Intel NetStructure® MPCBL0001 High Performance Single Board Computer
Contents
Revision History
Date Revision Description
May 2006 010
Added information related to User Programmable LED and Lead Free
information. Added chapter with Serial Over Lan (SOL) information. Added new
table (108) listing IPMI 2.0 supported commands. Updated Tables 2, 3, 78, 104
and 106. Added new section (3.14.9) about setting the default color for the OOS
and health LEDs. Added Appendix C which contains Material Declaration Data
Sheets.
September 2005 009 Minor change to Table 10 and Table 11.
September 2005 008 Added serial port buffering section, modified IPMC firmware update procedures.
July 2005 007 Added Table 7. Modified tables 3, 9, 13, 14, and 53; Fig. 21; and Section 10.5.
April 2005 006 New text in sections 3.2.9, 6.5, 10.3.1, and tables 2, 3, and 6.
February 2005 005 New text, figures; added Section 18, “Agency Information—Class B”.
November 2004 004 Changes to figures 12, 13; changes to table 2, 3, 48, 77 and 81; added example
to Section 3.2.5.
June 2004 003 SRA Release - changed from release 002 to current.
January 2004 002 Pre-SRA Release.
October 2003 001 Initial public release of this document

Technical Product Specification 13
Order #273817
Intel NetStructure® MPCBL0001 High Performance Single Board Computer
Contents
Introduction 1
1.1 Document Organization
This document gives technical specifications related to the Intel NetStructure® MPCBL0001 High
Performance Single Board Computer. The MPCBL0001 is designed following the standards of the
Advanced Telecommunications Compute Architecture (AdvancedTCA*) Design Guide for high
availability, switched network computing. This document is intended for support during system
product development and while sustaining a product. It specifies the architecture, design
requirements, external requirements, board functionality, and design limitations of the
MPCBL0001 Single Board Computer.
The following summarizes the focus of each chapter in this document.
Chapter 1, “Introduction” gives an overview of the information contained in the Intel
NetStructure® MPCBL0001 High Performance Single Board Computer Technical Product
Specification as well as a glossary of acronyms and important terms.
Chapter 2, “Features Overview” introduces the key features of the MPCBL0001. It includes a
functional block diagram and a brief description of each block.
Chapter 3, “Hardware Management Overview”provides a high-level overview related to IPMI
implementation based on PICMG* 3.0 and IPMI v1.5 specifications in the MPCBL0001 SBC.
Chapter 4, “Connectors” includes an illustration of connector locations, connector descriptions,
and pinout tables.
Chapter 5, “Addressing” summarizes the information you need to configure the MPCBL0001.
Included are the PCI configuration map, Configuration Address register, Configuration Data
register, I/O address assignments, memory map, and IPMC addresses.
Chapter 6, “Specifications” contains the mechanical, environmental, and reliability specifications
for the MPCBL0001.
Chapter 7, “BIOS Features” provides an introduction to the Intel/AMI BIOS, and the System
Management BIOS, stored in flash memory on the MPCBL0001.
Chapter 8, “BIOS Setup” describes the interactive menu system of the BIOS Setup program. The
menu allows a user to configure the BIOS for a given system.
Chapter 9, “Error Messages” lists BIOS error messages, Port 80h POST codes, and bus
initialization checkpoints, and provides a brief description of each.
Chapter 10, “Operating the Unit” provides specifics for configuring the MPCBL0001, including
BIOS configuration and jumper settings.
Chapter 11, “Serial Over Lan (SOL)” describes the installation and configuration of SOL,
aspecification for transmitting serial port data over an Ethernet connection, which allows viewing
ofserial port data, thus providing a virtual remote terminal server for accessing a blade’s serial port.
Chapter 12, “Maintenance” includes supervision and diagnostics information.

14 Technical Product Specification
Order #273817
Intel NetStructure® MPCBL0001 High Performance Single Board Computer
Contents
Chapter 13, “Thermals” contains a graph of pressure drop versus flow rate, illustrating the flow
impedance of the slot.
Chapter 14, “Component Technology” lists the major components used on the MPCBL0001.
Chapter 15, “Warranty Information” provides warranty information for Intel NetStructure®
products.
Chapter 16, “Customer Support” provides information on how to contact customer support.
Chapter 17, “Certifications” and Chapter 18, “Agency Information—Class A” document the
regulatory requirements the MPCBL0001 is designed to meet.
Appendix A, “Reference Documents” provides a list of data sheets, standards, and specifications
for the technology designed into the MPCBL0001.
Appendix B, “List of Supported Commands (IPMI v1.5 and PICMG 3.0)”provides lists of
commands supported by IPMI v1.5 and PICMG Specification 3.0.
1.2 Glossary
For ease of use, numeric entries are listed first with alpha entries following. Acronyms and terms
are then entered in their respective place.
ACPI Advanced Configuration and Power Interface.
AdvancedTCA Advanced Telecommunications Compute Architecture
BIOS Basic Input/Output Subsystem. ROM code that initializes the computer
and performs some basic functions.
Blade An assembled PCB card that plugs into a chassis.
DIMM Dual Inline Memory Module. Small card with memory on it used for
MPCBL0001.
DMI Desktop Management Interface
EEPROM Electrically Erasable Programmable Read-Only Memory
Fabric Board A board capable of moving packet data between Node Boards via the
ports of the backplane. This is sometimes referred to as a switch.
Fabric Slot A slot supporting a link port connection to/from each Node Slot and/or
out of the chassis.
Hyper-Threading Technology†
HT Technology allows a single (or dual) physical processor, to appear as
two (or quad) logical processors to a HT Technology-aware operating
system.
I2C* Inter-IC [Integrated Circuit]. 2-wire interface commonly used to carry
management data.
IBA Intel® Boot Agent. The Intel Boot Agent is a software product that
allows your networked client computer to boot using a program code
image supplied by a remote server.

Technical Product Specification 15
Order #273817
Intel NetStructure® MPCBL0001 High Performance Single Board Computer
Contents
IDE Integrated Device Electronics. Common, low-cost disk interface.
IPMB Intelligent Platform Management Bus. Physical 2-wire medium to carry
IPMI.
IPMC Intelligent Platform Management Controller. ASIC in baseboard
responsible for low-level system management.
IPMI Intelligent Platform Management Interface. Programming model for
system management.
KCS Keyboard Controller Style interface.
LPC Bus Los Pin Count Bus. Legacy I/O bus that replaces ISA and X-bus. See the
Low Pin Count (LPC) Interface Specification.
MTBF Mean Time Between Failure. A reliability measure based on the
probability of failure.
NEBS National Equipment Building Standards. Telco standards for equipment
emissions, thermal, shock, contaminants, and fire suppression
requirements.
NMI Non-Maskable Interrupt. Low-level PC interrupt.
Node Board A board capable of providing and/or receiving packet data to/from a
Fabric Board via the ports of the networks. The term is used
interchangeably with SBC.
MPCBL0001 Single or dual processor Single Board Computer with Fibre Channel*.
MPCBL0002 Single or dual processor Single Board Computer without Fibre Channel.
Node Slot A slot supporting port connections to/from Fabric Slot(s). A Node slot is
intended to accept a Node Board
Physical Port A port that physically exists. It is supported by one of many physical
(PHY) type components.
PMC PCI Mezzanine Card. IEEE1386 standard for embedded PCI cards. They
mount parallel to the SBC.
ROM Read-Only Memory.
SBC Single Board Computer. This term is used interchangeably with Node
Board.
SEL System Event Log. Action logged by management controller.
SFP Small Form Factor Pluggable receptacle for the front panel Fibre
Channel interfaces.
SMBus System Management Bus. Similar to I2C
SMI System Management Interrupt. Low-level PC interrupt which can be
initiated by chipset or management controller. Used to service IPMC or
handle things like memory errors.
SMS, SMSC Standard Microsystems Corporation*
USB Universal Serial Bus. General-purpose peripheral interconnect,
operating at 1-12 Mbps.

16 Technical Product Specification
Order #273817
Intel NetStructure® MPCBL0001 High Performance Single Board Computer
Contents
Features Overview 2
2.1 Application
The Advanced Telecommunications Compute Architecture (AdvancedTCA) standards define open
architecture modular computing components for carrier-grade, communications network
infrastructure. The goals of the standards are to enable blade-based modular platforms to be:
•cost effective
•high-density
•high-availability
•scalable
These systems use a fabric I/O network for connecting multiple, independent processor boards, I/O
nodes (e.g., line cards), and I/O devices (e.g., storage subsystem).
The MPCBL0001 SBC is designed per the AdvancedTCA Design Guide for High Availability,
Switched Network Computing. Bulk storage for the system is connected through optional dual
Fibre Channel interfaces. The MPCBL0001FXX SBC includes a Fibre Channel controller. The
MPCBL0001NXX SBC does not have the Fibre Channel controller.
2.2 Functional Description
This topic defines the architecture of the MPCBL0001 SBC through descriptions of functional
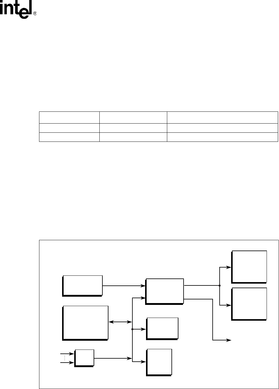
blocks. Figure 1, “Block Diagram” on page 17 shows the functional blocks of the MPCBL0001
SBC. The MPCBL0001 SBC is a dual processor, hot-swappable SBC with backplane connections
to dual Gigabit Ethernet star networks and dual Fibre Channel star arbitrated loops.
The SBC incorporates an Intelligent Platform Management Controller that monitors critical
functions of the board, responds to commands from the shelf manager, and reports events.
Power is supplied to the MPCBL0001 SBC through two redundant -48 V power supply
connections. Power for on-board hardware management circuitry is provided through a standby
converter on the power mezzanine. This converter, along with all the other converters on the power
mezzanine are fed by the diode OR'd -48 V supply from the backplane.
The SBC has provision for the addition of a PMC device and supports 32-bit and 64-bit transfers at
33 MHz and 66 MHz. The SBC also offers one USB and one service terminal interface. An
overview of each block follows.

Technical Product Specification 17
Order #273817
Intel NetStructure® MPCBL0001 High Performance Single Board Computer
Contents
Figure 1. Block Diagram
Backplane
Front Panel
Low Voltage
Intel® Xeon™
Processor
Low Voltage
Intel® Xeon™
Processor
Low Voltage
Intel® Xeon™
Processor
Low Voltage
Intel® Xeon™
Processor
Intel® ICH3
Intel® ICH3
Intel®
82546EB
Dual Gb
Ethernet
Intel®
82546EB
Dual Gb
Ethernet
PCI
Mezzanine
Card
(PMC)
Connector
PCI
Mezzanine
Card
(PMC)
Connector
Intel®
P64H2
PCI
Bridge
Intel®
P64H2
PCI
Bridge
256K SRAM
256K SRAM
MUX
MUX
Dual SFP
Connectors
Dual SFP
Connectors
256K SRAM
256K SRAM
Intel®
P64H2
PCI
Bridge
Intel®
P64H2
PCI
Bridge
Intel® E7501
Memory
Controller Hub
(MCH)
Intel® E7501
Memory
Controller Hub
(MCH)
Intel® E7501
Memory
Controller Hub
(MCH)
Intel® E7501
Memory
Controller Hub
(MCH)
Intel® E7501
Memory
Controller Hub
(MCH)
Intel® E7501
Memory
Controller Hub
(MCH)
Four
184-pin
DIMM
Sockets
DDR-266
ECC
SDRAM
Four
184-pin
DIMM
Sockets
DDR-266
ECC
SDRAM
Four
184-pin
DIMM
Sockets
DDR-266
ECC
SDRAM
Four
184-pin
DIMM
Sockets
DDR-266
ECC
SDRAM
Four
184-pin
DIMM
Sockets
DDR-266
ECC
SDRAM
Four
184-pin
DIMM
Sockets
DDR-266
ECC
SDRAM
QLogic
ISP2312
Fibre
Channel
Controller
QLogic
ISP2312
Fibre
Channel
Controller
QLogic
ISP2312
Fibre
Channel
Controller
QLogic
ISP2312
Fibre
Channel
Controller J23
P10
On-board Power
Supplies and Hot
Swap Circuitry
On-board Power
Supplies and Hot
Swap Circuitry
Optional 2.5”
Hard Disk Drive
Optional 2.5”
Hard Disk Drive
Standard
Microsystems Corp.
LPC47B272 Super I/O
Standard
Microsystems Corp.
LPC47B272 Super I/O
RJ-45
Serial
Port
RJ-45
Serial
Port
USB
Port
USB
Port
Sahalee
IPMC
Sahalee
IPMC
Intel
82802AC
(FWH0)
Intel
82802AC
(FWH0)
Intel
82802AC
(FWH1)
Intel
82802AC
(FWH1)
Optional
Third-
party
PMC
MPCBL0001Fxx
products only
IPMB Isolators
IPMB Isolators
IPMB Isolators
IPMB Isolators
IPMB Isolators
IPMB Isolators
IPMB Isolators
IPMB Isolators
ATA
33/66/100
-48V
IPMB-A
IPMB-B
33 MHz
LPC
(4MB/s)
1066
MB/s
HI-2
1066
MB/s
HI-2
1066 MB/s
PCI-X
1066 MB/s
PCI-X
Dual FC Ports
Dual FC
Ports
Dual Fibre Channel Ports to Fabric Interface
Dual Gigabit Ethernet Ports to Base Interface
528 MB/s
PCI 64/66
ADM
1026
ADM
1026
400MT/s 3.2GB/s
2.1 GB/s
DDR-266 2.1 GB/s
DDR-266
266 MB/s HI 1.5
SMBUS
IPMC

18 Technical Product Specification
Order #273817
Intel NetStructure® MPCBL0001 High Performance Single Board Computer
Contents
2.2.1 Low Voltage Intel® Xeon™ Processor CPU-0 (U35), CPU-1
(U36)
The MPCBL0001 SBC supports up to two Low Voltage Intel® Xeon™ processors (see Figure 20,
“Component Layout (#1)” on page 100 for locations). The Low Voltage Xeon processor
incorporates Intel® NetBurst™ microarchitecture and a high-bandwidth Front-Side Bus, allowing
performance levels that are significantly higher than previous generations of IA-32 family
processors. The processors include the following features:
•2.0 GHz with a 400 MHz system bus
•512 Kbyte L2 cache
•Hyper-pipelined technology
•Advanced dynamic execution
•Execution trace cache
•Streaming SIMD (single instruction, multiple data) extensions 2
•Advanced transfer cache
•Enhanced floating point and multimedia engine
•Intel & OEM EEPROM and thermal sensor manageability features
•Supports single and dual processor configurations
•Throttling enabled for protection against high temperatures
The Low Voltage Xeon processor host bus utilizes a split-transaction, deferred-reply protocol. The
host bus uses source-synchronous transfer of address and data to improve throughput at the 100 or
133 MHz bus frequency (depending on processor model). Addresses are transferred at 2X the bus
frequency while data is transferred at 4X the bus frequency, resulting in peak data transfer rates up
to 3.2 or 4.3 GBytes/s.
In addition to the NetBurst microarchitecture, the Low Voltage Intel Xeon processor includes a
groundbreaking technology called Hyper-Threading Technology† (HT Technology). HT
Technology improves processor performance for multithreaded applications or multitasking
environments by supporting multiple software threads on each processor.
Low Voltage Intel Xeon processors require their package case temperatures to be operated below
an absolute maximum specification. If the chassis ambient temperature exceeds a level whereby
the processor thermal cooling subsystem can no longer maintain the specified case temperature, the
processors will automatically enter a mode called Thermal Monitor to reduce their case
temperatures. Thermal Monitor controls the processor temperature by modulating the internal
processor core clocks, thereby reducing internal power dissipation, and does not require any
interaction by the Operating System or Application. Once the case temperatures have reached a
safe operating level, the processor will return to its non-modulated operating frequency. See the
Low Voltage Intel Xeon processor datasheet, referenced in Appendix A, “Reference Documents”,
for further details.
An optional ITP700 port connection is included to facilitate debug and BIOS/software
development efforts. This JTAG connection to the processors utilizes voltage-signaling levels that
are specific to the Low Voltage Xeon processor family. These levels must not be exceeded or
processor damage may occur. Please refer to Intel document ITP700 Debug Port Design Guide,
order number 249679-005 for additional information on the ITP connector pin definitions.

Technical Product Specification 19
Order #273817
Intel NetStructure® MPCBL0001 High Performance Single Board Computer
Contents
2.2.2 Chipset
The Intel® E7501 chipset consists of three major components:
•Intel® E7501 Memory Controller Hub (MCH)
•Intel® 82801CA I/O Controller Hub 3 (ICH3)
•Intel® 82870P2 64-bit PCI/PCI-X Controller Hub 2 (P64H2)
See Figure 20, “Component Layout (#1)” on page 100 for their locations.
2.2.2.1 Intel® E7501 Memory Controller Hub (U22)
The Intel® E7501 Memory Controller Hub (MCH) interfaces between the processor system bus
and the memory and I/O subsystems.
Significant features are listed below:
•System/host bus features:
— Supports dual processors at either 400 or 533 MT/s or a bandwidth of 3.2 or 4.3 GBytes/s
— Supports a 36-bit system bus addressing model
— 12 deep in-order queue, two deep defer queue
Note: The current MPCBL0001 is designed to run with the Intel® LV Xeon® 2.0 GHz processor. At this
processor frequency, the processor side bus (PSB) will run at 400 MT/s with a bandwidth of 3.2
GBytes/s.
•Memory subsystem features:
— 144-bit wide (72-bit x 2), DDR-266 memory interfaces with 3.2 or 4.3 GByte/s bandwidth
— Supports x72, registered DDR-266 ECC DIMMs using 64-, 128-, 256-, and 512-Mbit
SDRAMs
— Supports a maximum of 16 GBytes of memory (MPCBL0001 SBC implementation
supports a maximum of 8 Gbytes).
— Supports S4EC/D4ED ChipKill* ECC (x4 ChipKill)
• Corrects all bit errors within a single 4-bit nibble
• Detects all errors contained within two 4-bit nibbles
• Memory scrubbing supported
— Supports up to 32 simultaneous open pages
— Hardware support for auto-initialization of memory with valid ECC
•I/O features:
— Hub interface A provides HI 1.5 connection for ICH3
• 266 MB/s data bandwidth with parity protection
• 8 bits wide, 66 MHz clock, 4x data transfer (quad-pumped)
• Supports 64-bit inbound addressing, 32-bit outbound addressing
— Hub interfaces B and C provide HI2.0 connections for two P64H2s
• 1 GByte/s data bandwidth with ECC protection in each direction

20 Technical Product Specification
Order #273817
Intel NetStructure® MPCBL0001 High Performance Single Board Computer
Contents
• 16-bits wide, 66 MHz clock, 8x data transfer (octal pumped)
• Supports 64-bit inbound, 32-bit outbound addressing
The MCH I/O subsystems interface incorporates four hub interfaces. Each Hub interface is a point-
to-point connection between the MCH and an I/O bridge/device. The various components of the
chipset communicate via these connected hub interfaces:
•The first hub link connects the MCH to the ICH3.
•The next two hub link interfaces connect the MCH to P64H2 components.
•The remaining hub link is unused.
2.2.2.2 Intel® 82801CA I/O Controller Hub 3 (U7)
The Intel® 82801CA I/O Controller Hub 3 (IHC3) provides the legacy I/O subsystem and
integrates advanced I/O functions. ICH3 features are listed below:
•IDE interface controller
•Three Universal Host Controller Interface (UHCI)
•USB host controllers supporting up to 6 ports (MPCBL0001 SBC implementation supports
one port on the front panel)
•Integrated I/O APIC
•SMBus 2.0 controller
•LPC interface
•Watchdog timer #3 (see “Watchdog Timers (WDTs)” on page 64)
•PCI 2.2 bus interface supporting 32bit/33 MHz operation
•Connects to MCH through Hub Interface A (HI 1.5)
The MPCBL0001 SBC implements one USB port and does not use the ICH3 PCI connection.
2.2.2.2.1 PCI Bus Master IDE Interface (J24)
The ICH3 acts as a PCI based, enhanced IDE, 32-bit interface controller for intelligent disk drives
that have disk controller electronics onboard. The SBC includes a single 40-pin (2 x 20) IDE
connector (J24) that supports one master or one slave device. See Figure 20, “Component Layout
(#1)” on page 100 drawing for its location. The IDE controller provides support for an internally
mounted 2.5” hard disk. The IDE controller has the following features:
•PIO and DMA transfer modes
•Mode 4 timings
•Supports Ultra ATA33/66/100 synchronous DMA
•Buffering for PCI/IDE burst transfers
•Master/slave IDE mode
•Support for up to two devices (Master/Slave) via a single primary IDE connector
(MPCBL0001 SBC implementation supports one optional physical 2.5" IDE device)
Note: Incorporating an optional IDE Hard Disk drive may significantly impact the Reliability
Specifications in Section 6.3.
Note: Performance of the IDE interface may be impacted by the DMA mode and type of DMA transfers

Technical Product Specification 21
Order #273817
Intel NetStructure® MPCBL0001 High Performance Single Board Computer
Contents
used. Even though the BIOS automatically sets the DMA mode/type, the OS could downgrade the
DMA transfer mode. Check the operating system documentation to see what DMA mode is used
by default and whether it is possible to change to a higher performance DMA mode.
2.2.2.3 Intel® 82870P2 64-bit PCI/PCI-X Controller Hub 2 (U14, U24)
The two P64H2 devices provide the system’s high-performance PCI bus support. See Figure 20,
“Component Layout (#1)” on page 100 for their locations. Each P64H2 component supports two
independent, 64-bit, PCI/PCI-X interfaces. 32-bit/33 MHz and 64-bit/66 MHz PCI bus modes are
also supported. Each PCI bus interface features:
•PCI-X 1.0 Specification compliance
•PCI Specification 2.2 compliance
•PCI-PCI Bridge Rev 1.1 compliance
•PCI Hot Plug 1.0 compliance
•I/O APIC supporting up to 24 interrupts (16 external pins)
•PCI peer-to-peer write capability between PCI ports
•SMBus target for Out-of-Band access to all internal PCI registers
Each of the two P64H2 devices (U14, U24) included on the MPCBL0001 SBC provides the bridge
to two independent PCI bus connections, as shown in Table 1, “P64H2 Interfaces” on page 21.
The two high-speed communications interfaces (Gigabit Ethernet and Fibre Channel) are located in
separate P64H2 devices to maximize data throughput. A single HI-2 hub link connection from the
P64H2 to the MCH provides a >1 Gbyte/s bandwidth back to memory and the processor System
Bus.
2.2.3 Memory (J8, J9, J10, J11)
Four DDR 266 DIMM sockets make up the memory subsystem. See Figure 20, “Component
Layout (#1)” on page 100 for their locations. The MCH defines two memory channels operating in
parallel to logically create a 144-bit wide memory data path. ECC is generated and checked across
128 bits of data, allowing for significant improvement in error correction.
Due to this architecture, DDR DIMMs must be installed in matched pairs. Memory DIMM
configurations ranging from 512 MBytes to 8 GBytes in 512 MByte increments are supported.
2.2.3.1 Memory Ordering Rule for the MCH
Platforms based on the E7501 chipset require DDR DIMMs to be populated in matched pairs in a
specific order. Start with the two DIMMs furthest from the MCH in a “fill-farthest” approach (see
Figure 2). This requirement is based on the signal integrity requirements of the DDR interface.
Table 1. P64H2 Interfaces
P64H2 Device Interface
U24 PCI-X interface to the optional dual Fibre Channel controller
U14 • PCI-X interface to the dual Gigabit Ethernet controller
• 64-bit/66 MHz PCI bus for a plug-in PMC card

22 Technical Product Specification
Order #273817
Intel NetStructure® MPCBL0001 High Performance Single Board Computer
Contents
2.2.4 I/O
2.2.4.1 Super I/O (U28)
The Super I/O device (SIO) is an SMSC LPC47B272 enhanced Super I/O controller. The SIO
connects to the ICH3 through its LPC bus connection. The SIO provides support for the front panel
serial port (J17, see page 80). There is no front-panel connection to the legacy keyboard and mouse
PS/2 ports. Keyboard and mouse support are provided by the USB connection (J12, see page 87).
See Figure 13 for connector locations.
To facilitate debug and BIOS development, SIO connections such as legacy (PS/2) keyboard/
mouse and floppy may be provided on initial board revisions. Software must not rely on the
presence of these connections on future board revisions.
Figure 2. Memory Ordering
B0894-01
Fill
Last
MCH, U22
Fill
First
J10
J11
J8
J9

Technical Product Specification 23
Order #273817
Intel NetStructure® MPCBL0001 High Performance Single Board Computer
Contents
2.2.4.2 Real-Time Clock
The MPCBL0001 SBC real-time clock is integrated into the ICH3. It is derived from a 32.768 KHz
crystal with the following specifications:
•Frequency tolerance @ 25 ºC: ±20ppm
•Frequency stability: maximum of -0.04ppm/(ΔºC)2
•Aging ΔF/f (1st year @ 25 ºC): ±3ppm
•±20ppm from 0-55 ºC and aging 1ppm/year
The real-time clock is powered by a 0.22F SuperCap* capacitor when main power is not applied to
the board. This capacitor powers the real-time clock for a minimum of two hours while external
power is removed from the MPCBL0001 SBC.
See Section 3.13, “Watchdog Timers (WDTs)” on page 64 for information about the real-time
clock timers.
2.2.4.3 Timer0 Capabilities
Timer0, integrated inside the ICH3, is an 8254 compatible timer. This timer is set up to generate a
periodic waveform that creates the edge for the timer0 interrupt. The interrupt is received by the
ICH3 APIC and communicated to the CPU(s).
MPCBL0001 provides a high-precision 14.318 MHz crystal clock source as the reference for the
timer0 counters. To improve timing accuracy, the crystal used is a low-PPM, high-stability
component with the following specifications:
•Frequency tolerance (25º C): ±10ppm
•Temperature characteristics (-10º C to +60º C): ±5ppm
•Aging: ±1ppm per year max
This timer does not operate when board power is removed.
2.2.4.4 Gigabit Ethernet (U13)
The MPCBL0001 SBC implements two Gigabit Ethernet interfaces, each of which is routed to the
fabric/switch slot through the backplane (J23, see page 85). There are no direct, external Ethernet
ports included on the SBC board. Each Ethernet connection utilizes an 82546 Dual Gigabit
Ethernet Controller, allowing support for 1000Mbits/s, 100Mbits/s and 10Mbits/s data rates.
The 82546 controller is optimized for designs using the PCI and the emerging PCI-X bus interface
extension. The MPCBL0001 SBC has a 133 MHz PCI-X bus connection. The integrated physical
layer circuitry (PHY) provides an IEEE 802.3 Ethernet Interface for 1000Base-T, 100Base-TX,
and 10Base-T applications.
Features include:
•32/64-bit 33/66 MHz, PCI Rev 2.2 compliant interface
•Host interface also compliant with the PCI-X addendum, Rev 1.0a, from 50 to 133 MHz
•Supports 64-bit addressing
•Efficient PCI bus master operation, supported by optimized internal DMA controller

24 Technical Product Specification
Order #273817
Intel NetStructure® MPCBL0001 High Performance Single Board Computer
Contents
•Supports advanced PCI commands such as MWI, MRM, and MRL, and PCI-X commands
such as MRD, MRB, and MWB
•Full IEEE 802.3ab auto-negotiation of speed, duplex, and flow-control configuration
•Complete full duplex and half duplex support
•Automatic MDI crossover operation for 100Base-TX and 10Base-T modes
•Automatic polarity correction
•Digital implementation of adaptive equalizer and canceller for echo and crosstalk
2.2.4.5 Fibre Channel* (U23) - Optional
The QLogic* ISP2312 dual Fibre Channel controller is used for access to high-speed storage
subsystems. It is routed through backplane connector P23.
See Figure 20, “Component Layout (#1)” on page 100 for its location.
This controller supports PCI and PCI-X bus interfaces. Burst mode master DMA transfers are
utilized for efficient usage of bus bandwidth during data transfers, and 8, 16, and 32-bit accesses
are supported as a PCI target. The controller appears as two independent Fibre Channel ports. A
PCI function is assigned to each port in the device’s PCI configuration space. Functions 0 and 1 are
used to configure FC ports 1 and 2, respectively.
ISP2312 features include:
•32/64-bit 33/66 MHz, PCI Rev 2.2 compliant interface.
•Host interface compliant with the PCI-X addendum, Rev 1.0a, from 50 to 133 MHz.
•Supports 64-bit addressing (addresses >32 bit initiate use of DAC address cycle).
•Efficient PCI bus master operation, supported by optimized internal DMA controller.
•Supports advanced PCI commands such as MWI, MRM, and MRL, and PCI-X commands
such as MRD, MRB, and MWB.
•Automatically negotiates Fibre Channel bit rate 1.06 Gbits/s (through backplane or front
panel) or 2.12 Gbits/s (through front-panel Fibre Channel ports only)
•Supports up to 533 MBytes sustained FC data transfer rate (combined bandwidth of both
directions transmitting simultaneously).
•Supports Fibre Channel-arbitrated loop (FC-AL), FC-AL-2, point-to-point, and switched
fabric topologies.
•Maxim MAX3840 2x2 crosspoint switch for switching Fibre Channel between the front ports
and the backplane, either via the BIOS Setup Menu by electronic keying.
•Each FC port includes:
— Internal RISC processor
— Receive DMA sequencer
— Frame buffer
— DMA channels (transmit, receive, command, auto-request, and auto-response)

Technical Product Specification 25
Order #273817
Intel NetStructure® MPCBL0001 High Performance Single Board Computer
Contents
•Support for JTAG boundary scan.
•Supports IP as well as other protocols; however there are currently no plans to validate
protocols other than SCSI_FCP.
Each Fibre Channel interface of the ISP2312 includes its own internal 16-bit RISC processor and
external 7.5 ns synchronous SRAM memory for instruction code and data. Parity protection is
provided on accesses to this memory. The SBC utilizes two 256 KByte (128Kx18) SRAMs, one for
each port, for the ISP2312 memory requirements.
An external 256 x 16 non-volatile EEPROM is used to store system configuration parameters and
PCI subsystem and subsystem vendor IDs. The first 128 bytes are used for function 0 parameters
and the second 128 bytes are used for function 1.
2.2.5 PMC Connector (J25, J26, J27)
The MPCBL0001 SBC supports one 64-bit, 66 MHz PMC slot. The PMC slot is connected to the
second of two P64H2 hub controllers via PMC Connectors J25-J27. The PMC slot has an opening
in the front panel of the SBC that exposes the I/O connectors of the add-in PMC card. PMC cards
can only be added to or removed from this slot when the board is outside the system chassis. See
Figure 20, “Component Layout (#1)” on page 100 for its location.
The PCI bus specification provides the means for backward compatibility with slower PMC cards
(32-bit or 33 MHz) through the use of the M66EN pin. A PMC card that does not support 66 MHz
operation grounds the M66EN pin when installed to inform the SBC hardware to provide a 33
MHz clock to this interface. Support for 32-bit only PMC cards is accomplished through the use of
the REQ64#/ACK64# PCI bus protocol.
The PMC slot provided by the SBC connects the PCI VI/O voltage pins to +3.3 V. This requires
use of PMC plug-in cards that support +3.3 V I/O signal levels. Only PMC plug-in cards
designated “+3.3 V only” or “universal” voltage I/O are supported. The PMC plug-in location
provides a key pin to prevent insertion of cards that do not meet this requirement. Note that +5 V
power is still supplied to the PMC pins designated for +5 V connections. The PMC is allotted 1.5 A
of current.
2.2.6 Firmware Hub (U30, U33)
The MPCBL0001 SBC supports two 8Mbit (1 MByte) BIOS flash ROMs:
•Primary BIOS flash ROM (FWH0)
•Recovery BIOS flash ROM (FWH1)
The flash is allocated for BIOS and Firmware usage.
The SBC boots from the primary flash ROM under normal circumstances. During the boot process,
if the BIOS (or IPMC) determines that the contents of the primary flash ROM are corrupted, a
hardware mechanism is available to change the flash device select logic to the recovery flash
ROM. See Section 2.2.6.3, “Flash ROM Backup Mechanism” on page 26 for more information.
Each flash component has a separately write-protected boot block that prevents erasure when the
device is upgraded.

26 Technical Product Specification
Order #273817
Intel NetStructure® MPCBL0001 High Performance Single Board Computer
Contents
Flash ROM BIOS updates can be performed by an end user or a network administrator over the
LAN. The system should complete booting to an OS, MS-DOS* or logon to Linux* as root user.
The system should have a local copy of the flash program and the BIOS data files or have the
capability to copy the flash program and BIOS data files onto a local drive via the network. The
flash program has a command line interface to specify the path and the file name of the BIOS data
files. After completing the BIOS ROM update the user should shutdown and reset the system to let
the new BIOS ROM take effect. See Section 7.7, “BIOS Updates” on page 112 for more
information.
2.2.6.1 FWH 0 (Main BIOS)
BIOS execute code off this flash and perform checksum validation of its operational code. This
checksum occurs in the boot block of the BIOS. The BIOS image is also stored in FWH0. When
user performs BIOS update, the BIOS image will be stored in FWH 0 only. FWH0 will also store
the factory default CMOS settings user configured CMOS settings.
1. When user "Load optimal defaults" from the BIOS setup screen, it restores the factory default
by copying the "Factory Default" settings from FWH0 to ICH3 (CMOS).
2. When user "Save custom defaults" from the BIOS setup screen, the changes will be made to
the CMOS settings on ICH3 and then copied from ICH3 to FWH0.
3. When user "Load custom defaults" from the BIOS setup screen, the "custom" CMOS settings
are copied from FWH0 to ICH3.
2.2.6.2 FWH 1 (Backup/Recovery BIOS)
FWH 1 stores the recovery BIOS. In the event of checksum failure on the Main BIOS operational
code, BIOS will request BMC to switch FWH, so that the board will be able to boot up from FWH1
for recovery.
User is able to boot up the board from FWH1 by executing an OEM IPMI command as well (see
Section 3.7.1, “Reset BIOS Flash Type” on page 49).
2.2.6.3 Flash ROM Backup Mechanism
The on-board Intelligent Platform Management Controller (IPMC) manages which of the two
BIOS flash ROMs is used during the boot process. The IPMC monitors the boot progress and can
change the flash ROM selection and reset the processor.
The default state of this control configures the primary Firmware Hub (FWH) ROM device ID to
be the boot device; the secondary FWH is assigned the next ID. The secondary FWH responds to
the address range just below the primary FWH ROM in high memory.
The Intelligent Platform Management Controller sets the ID for both FWH devices. Boot accesses
are directed to the FWH with ID = 0; unconnected ID pins are pulled low by the FWH device. In
this way the IPMC may select which flash ROM is used for the boot process.
Refer to Section 3.7.1, “Reset BIOS Flash Type” on page 49 for a description of how to do this
manually.

Technical Product Specification 27
Order #273817
Intel NetStructure® MPCBL0001 High Performance Single Board Computer
Contents
2.2.7 Onboard Power Supplies
The main power supply rails on the MPCBL0001 SBC are powered from dual-redundant -48 V
power supply inputs from the backplane power connector (P10). There are also dual redundant,
limited current, make-last-break-first (MLBF) power connections. See Figure 20, “Component
Layout (#1)” on page 100 for their location.
2.2.7.1 Power Feed Fuses
As required by the PICMG 3.0 Specification, the MPCBL0001 SBC provides fuses on each of the
-48V power feeds and on the RTN connections as well. The fuses on the return feeds are critical to
prevent overcurrent situations if an ORing diode in the return path fails and there is a voltage
potential difference between the A and B return paths.
2.2.7.2 ORing Diodes and Circuit Breaker Protection
The two -48 V power connectors are OR’d together. A current limiting FET switch is connected
between the OR’d -48 V and the primary DC-DC converters. The FET switch provides three
functions:
•A mechanism to electrically connect/disconnect the SBC to/from the two -48 V inputs.
•A soft-on function.
•An over-current circuit breaker feature.
2.2.7.3 -48 V to +12 V Converter
This converter provides DC isolation between the -48 V and -48 V return connections and all of the
derived DC power on the MPCBL0001 SBC. Its output is connected to the SBC’s +12 V power
rail. The converter supplies a maximum of 9 A of current. The converter is enabled/disabled by the
onboard IPMC.
2.2.7.4 -48 V to +5 V/+3.3 V Converter
This converter provides DC isolation between the -48 V and -48 V return connections and all of the
derived DC power on the MPCBL0001 SBC. Its output is connected to the SBC’s +5 V and 3.3 V
power rails. The converter supplies a maximum of 9 A of +5 V current and 9 A of +3.3 V current.
The converter is enabled/disabled by the onboard IPMC.
2.2.7.5 Processor Voltage Regulator Module (VRM)
The Voltage Regulator Module (VRM) provides core power to the two Low Voltage Xeon
processors. The input to the VRM is connected to the +12 V power rail.
See Figure 20, “Component Layout (#1)” on page 100 for its location.

28 Technical Product Specification
Order #273817
Intel NetStructure® MPCBL0001 High Performance Single Board Computer
Contents
The VRM controller is designed to support multiple processor core voltages selected by the voltage
identification (VID) pins on the processor. Logic provided on the SBC ensures that the VRM is not
enabled if the two processors request different VID codes. In addition, the VRM is disabled until
all other voltage converters indicate “power good.” The voltage regulator module is designed to
support up to two 43 W (TDP - Thermal Design Power) processors.
Note: The +5 VSB power rail only needs to supply at least 4.0 V to properly power any circuitry that uses
the +5 VSB rail when the payload power (i.e., processors, ethernet controller, etc.) is not turned on.
Any alerts from the +5 VSB sensor when the system is not in the M4, M5, or M6 states should be
ignored.
2.2.7.6 IPMB Standby Power
This converter provides DC isolation between the -48 V and -48 V return connections and all of the
derived DC power on the MPCBL0001. Its output is connected to the IPMB and standby +5 V
power rail of the SBC. The converter supplies a maximum of 1.5 A of +5 V current. A +3.3 V
management voltage is derived from the IPMB power by means of a linear regulator circuit and is
used to power most of the IPMC functions. Standby power is derived from the -48 V rails and is
always available on the SBC unless the overall system power rail (-48 V) is shut down.

Technical Product Specification 29
Order #273817
Intel NetStructure® MPCBL0001 High Performance Single Board Computer
Contents
Hardware Management Overview 3
The Intelligent Platform Management Controller (IPMC) is an Intel-designed baseboard
management controller device manufactured by Philips Semiconductor* for Intel.
The high-level architecture of the baseboard management for MPCBL0001 is represented in the
block diagram below.
The main processors communicate with the IPMC using the Keyboard Controller Style (KCS)
interface. Two KCS interfaces are available for the BIOS to communicate to the IPMC. BIOS uses
SMS interface for normal communication and SMM interface when executing code under systems
management mode (SMM). The base address of the LPC interface for SMS is 0xCA2 and 0xCA4
for SMM operation. Besides that, the BIOS is able to communicate with the IPMC for POST error
logging purposes, fault resilient purposes, and critical interrupts via the KCS interface.
The memory subsystem of the IPMC consists of a flash memory to hold the IPMC operation code,
firmware update code, system event log (SEL), and a sensor data record (SDR) repository. RAM is
used for data and occasionally as a storage area for code when flash programming is under
execution. The field replacement unit (FRU) inventory information is stored in the nonvolatile
memory on ADM1026. The flash memory can store up to 64 KBytes of SEL events and SDR
information, while the ADM1026 can store up to 512 bytes of FRU information. Having the SEL
and logging functions managed by the IPMC helps ensure that ‘post-mortem’ logging information
is available even if the system processor becomes disabled.
Figure 3. Hardware Management Block Diagram
Intelligent Platf orm
Management Controller
(IPMC)
Backplane
(P10)
IPMB A
IPMB B
ADM 1026
SRAM
Flash
Mem ory
Watchdog Tim er
ICH3
CPU
(Low Voltage Intel ®
Xeon™)
Intel
® E7501 Mem ory
Cont roller Hub (MCH)
I2C Bus
Logic Connec tion
KCS interf ace
NOT E:

30 Technical Product Specification
Order #273817
Intel NetStructure® MPCBL0001 High Performance Single Board Computer
Contents
The IPMC provides six I2C bus connections. Two are used as the redundant IPMB bus connections
to the backplane while another one is used for communication with the ADM1026. The remaining
buses are unused. If an IPMB bus fault or IPMC failure occurs, IPMB isolators are used to switch
and isolate the backplane/system IPMB bus from the faulted SBC board. Where possible, the
IPMC activates the redundant IPMB bus to re-establish system management communication to
report the fault.
The onboard DC voltages are monitored by the ADM1026 device, manufactured by Analog
Devices. The IPMC queries the ADM1026 over a local system management I2C bus. The
ADM1026 includes voltage threshold settings that can be configured to generate an interrupt to the
IPMC if any of the thresholds are exceeded.
To increase the reliability of the MPCBL0001 SBC, a watchdog timer is implemented, whereby it
strobes an external watchdog timer at two-second intervals to ensure continuity of operation of the
board’s management subsystem. If the IPMC ceases to strobe the watchdog timer, the watchdog
timer isolates the IPMC from the IPMBs and resets the IPMC. The watchdog timer expires after six
seconds if strobes are not generated, and it resets the IPMC. Detailed information on the watchdog
timer configuration can be queried using standard IPMI v1.5 watchdog timer commands. The
watchdog timer does not reset the payload power.
3.1 Sensor Data Record (SDR)
Sensor Data Records contain information about the type and number of sensors in the baseboard,
sensor threshold support, event generation capabilities, and the types of sensor readings handled by
system management firmware.
The MPCBL0001 management controller is set up as a satellite management controller (SMC). It
does support sensor devices, whose population is static by nature. SDRs can be queried using
Device SDR commands to the firmware. Refer to Section B, “List of Supported Commands (IPMI
v1.5 and PICMG 3.0)” on page 189 for the list of supported IPMI commands for SDRs. Hardware
sensors that have been implemented are listed below.
Table 2. Hardware Sensors (Sheet 1 of 3)
Sensor
Number Sensor Type Voltage/Signals
Monitored Monitored
via
Scanning
Enabled
under Power
State
Health LED
(Green to Red)
01h Power Unit Payload Power IPMC Power On Soft power control
failure (Offset Bit 05h
asserted
03h Watchdog Timer IPMC Watchdog
Timer timeout
IPMC Power On/
Off
No change
06h System Firmware
Progress
IPMC Power On No change
07h CPU Critical
Interrupt
PCI SERR IPMC Power On PCI SERR signal
asserted
PCI PERR IPMC Power On PCI PERR signal
asserted
08h Memory Error ECC Multiple Bit
error
IPMC Power On Multiple Bit Error or
Uncorrectable ECC
occurred
ECC Single Bit error IPMC Power On No change

Technical Product Specification 31
Order #273817
Intel NetStructure® MPCBL0001 High Performance Single Board Computer
Contents
09h Event Logging
Disabled
BIOS Generated
events
BIOS SMI Power On No change
10h Voltage 3.3 VSB ADM 1026 Power On/
Off
Exceeds critical
threshold
11h Voltage +5 VSB ADM 1026 Power On/
Off
Exceeds critical
threshold
12h +1.8 VSB ADM 1026 Power On/
Off
Exceeds critical
threshold
13h V BAT ADM 1026 Power On/
Off
Exceeds critical
threshold
14h +1.2 V ADM 1026 Power On Exceeds critical
threshold
15h VTT DDR (+1.25 V) ADM 1026 Power On Exceeds critical
threshold
16h +1.8 V ADM 1026 Power On Exceeds critical
threshold
17h +2.5 V ADM 1026 Power On Exceeds critical
threshold
18h +3.3 V ADM 1026 Power On Exceeds critical
threshold
19h +5 V ADM 1026 Power On Exceeds critical
threshold
30h Temperature Board Temperature ADM 1026 Power On/
Off
Exceeds critical
threshold
37h CPU 0 Temperature ADM 1026 Power On Exceeds critical
threshold
38h CPU 1 Temperature ADM 1026 Power On Exceeds critical
threshold
50h Processor CPU 0 Presence ADM 1026 Power On/
Off
IERR signal asserted
50h CPU 0 IERR IPMC Power On No change
50h CPU 0 Thermtrip IPMC Power On ThermTrip signal
asserted
50h CPU 0 Non-
Presence
ADM 1026 Power On/
Off
CPU 0 is detected as
missing
51h CPU 1 Presence ADM 1026 Power On/
Off
IERR signal asserted
51h CPU 1 IERR IPMC Power On No change
51h CPU 1 Thermtrip IPMC Power On ThermTrip signal
asserted
54h Boot Error BIOS Main Flash IPMC Power On No change
55h BIOS FRED Flash IPMC Power On No change
56h CPU 0 ProcHot1IPMC Power On ProcHot signal asserted
57h CPU1 ProcHot1IPMC Power On ProcHot signal asserted
Table 2. Hardware Sensors (Sheet 2 of 3)
Sensor
Number Sensor Type Voltage/Signals
Monitored Monitored
via
Scanning
Enabled
under Power
State
Health LED
(Green to Red)

32 Technical Product Specification
Order #273817
Intel NetStructure® MPCBL0001 High Performance Single Board Computer
Contents
3.2 System Event Log (SEL)
The SEL is the collection of events that are generated by the IPMC. Event logs are stored in non-
volatile memory. This resides on the board and allows better tracking of error conditions on the
baseboard when it is moved from chassis to chassis. Having the SEL and logging functions
managed by the IPMC helps ensure that post-mortem logging information is available should a
failure occur that disables the systems processor(s). In the MPCBL0001, flash memory for IPMI
firmware can store up to 3276 SEL entries. Management software running on the host processor is
responsible for ensuring that SEL storage has sufficient space for SEL logging. Events are
normally forwarded to shelf manager and logged to SEL on the board. If SEL storage on the board
is full, new events are forwarded to the Shelf Manager but are not logged in to SEL on the board.
A set of IPMI commands (see Table 108, “IPMI 1.5 Supported Commands” on page 189) allows
the SEL to be read and cleared and allows events to be added to the SEL. The IPMI commands
used for adding events to the SEL are Platform Event Message, Add SEL entry, and Partial Add
Entry. Table 3, “SEL Events Supported by the MPCBL0001 SBC” on page 33 lists supported SEL
events. Event Messages can be sent to the IPMC via the IPMB. This provides the mechanism for
satellite controllers to detect events and log them into the SEL.
82h ACPI State ACPI State IPMC Power On/
Off
No change
83h System Event System Event IPMC Power On No change
1Ah +12 V ADM 1026 Power On Exceeds critical
threshold
1Bh -12 V ADM 1026 Power On Exceeds critical
threshold
1Ch CPU Core Voltage ADM 1026 Power On Exceeds critical
threshold
1Dh Voltage +1.5 V ADM 1026 Power On Exceeds critical
threshold
8Ah FRU Hot Swap FRU State IPMC Power On/
Off
No change
8Bh IPMB Link Sensor Operational state of
IPMB-0
Logical Power On/
Off
No change
E0h SMI Timeout Steady state
assertion of the SMI
line
IPMC Power On SMI Line asserted
(Offset bit 01h asserted)
NOTE: The PROCHOT signal is a discrete signal but it is treated as a threshold sensor so that it can have a
Sensor Type of Temperature. IPMI does not have a discrete sensor type for temperatures. The
advantage of the PROCHOT sensor acting as a temperature sensor is that the CMM can recognize
events from this sensor as temperature events and adjust fan speed accordingly.
Table 2. Hardware Sensors (Sheet 3 of 3)
Sensor
Number Sensor Type Voltage/Signals
Monitored Monitored
via
Scanning
Enabled
under Power
State
Health LED
(Green to Red)

Technical Product Specification 33
Order #273817
Intel NetStructure® MPCBL0001 High Performance Single Board Computer
Contents
Table 3. SEL Events Supported by the MPCBL0001 SBC (Sheet 1 of 4)
Sensor
Type Sensor
Type Code
Sensor-Specific
Offset (Event
Data 1, Bit 0-3) Event Remarks
Reserved 00h - Reserved -
Temperature 01h - Temperature Threshold exceeded for upper critical, upper non-
critical, lower critical and lower non-critical
thresholds. Refer to Table 4, “Sensor Thresholds for
IPMC Firmware 1.0” on page 37 for sensor
thresholds data.
Voltage 02h - Voltage Voltage exceeded upper critical, upper non-critical,
lower critical and lower non-critical thresholds. Refer
to Table 4 for sensor thresholds data.
Processor 07h 00h IERR Processor IERR has occurred.
01h Thermal Trip Processor thermal trip has occurred.
04h FRB3/Processor Startup/
Initialization Failure
(CPU did not start)
An FRB3 Timer (30 seconds) was implemented to
detect the failure of the CPUs from booting.
Event data 3 = Last Post 80 code byte
05h Configuration Error CPU 0 and CPU 1 are not present.
07h Processor Presence
Detected1
09h Terminator Presence
Detected1
Power Unit 01h 00h Power Off/Power On Normal power off indication. Offset 0 is just a status
indicating that the payload power is off. It does not
generate an event when it is set. (For internal use).
05h Soft Power Control
Failure (unit did not
respond to request to
turn on)
The Power Unit sensor is used to detect when the
Payload power does not come up when the board is
told to power on.
When the board enters M4 state, the IPMC asserts a
Power Enable line to cause the Payload to power up.
The IPMC then waits for another line that indicates
that the power has come up successfully. If that line
does not assert within 2 seconds, then offset 05h is
asserted on the Power Unit sensor, which generates
an event to notify the Shelf Manager of the failure.
Memory 0Ch 00h Correctable ECC Event data 3 = DIMM pair number
00 refers to J8/J9
01 refers to J10/J11
01h Uncorrectable ECC Event data 3 = DIMM pair number
00 refers to J8/J9
01 refers to J10/J11
NOTE:
1. These sensor offsets do not generate events, but they are valid offsets when reading the sensor values.
2. Watchdog sensor refers to WDT#1 per Section 3.13.1.

34 Technical Product Specification
Order #273817
Intel NetStructure® MPCBL0001 High Performance Single Board Computer
Contents
System
Firmware
Progress
0Fh 00h BIOS checksum error Event data 2 = 99h
Event data 3 = 99h
Timer Count Read/Write
error
Event data 2 = FEh
Event data 3 = 00h
CMOS Battery error Event data 2 = FEh
Event data 3 = 01h
CMOS Diagnosis status
error
Event data 2 = FEh
Event data 3 = 02h
CMOS Checksum error Event data 2 = FEh
Event data 3 = 03h
CMOS Memory Size
error
Event data 2 = FEh
Event data 3 = 04h
RAM Read/Write test
error
Event data 2 = FEh
Event data 3 = 05h
CMOS Date/Time error Event data 2 = FEh
Event data 3 = 06h
Clear CMOS jumper Event data 2 = FEh
Event data 3 = 07h
Clear Password Jumper Event data 2 = FEh
Event data 3 = 08h
Manufacturing Jumper Event data 2 = FEh
Event data 3 = 09h
Configuration error on
DIMM pair 0 (J8 & J9)
Event data 2 = FEh
Event data 3 = 10h
Configuration error on
DIMM pair 1(J10/J11)
Event data 2 = FEh
Event data 3 = 11h
No system memory is
physically installed or
fails to access any
DIMM's SPD data
Event data 2 = FEh
Event data 3 = 12h
BMC in update error Event data 2 = FEh
Event data 3 = 0Ah
BMC Response Fail
error
Event data 2 = FEh
Event data 3 = 0Bh
Event Log Full error Event data 2 = FEh
Event data 3 = 0Ch
Event
Logging
Disabled
10h 00h Correctable Memory
Error Logging Disabled
Error Logging will be disabled after 10 events within
one hour.
Event data 2 = DIMM pair number
00 refers to J8/J9
01 refers to J10/J11
Table 3. SEL Events Supported by the MPCBL0001 SBC (Sheet 2 of 4)
Sensor
Type Sensor
Type Code
Sensor-Specific
Offset (Event
Data 1, Bit 0-3) Event Remarks
NOTE:
1. These sensor offsets do not generate events, but they are valid offsets when reading the sensor values.
2. Watchdog sensor refers to WDT#1 per Section 3.13.1.

Technical Product Specification 35
Order #273817
Intel NetStructure® MPCBL0001 High Performance Single Board Computer
Contents
Critical
Interrupt
13h 04h PCI PERR Event data 2 = Bus No.
Event data 3:
Byte [7:3] = Device No
Byte [2:0] = Func. No
05h PCI SERR Event data 2 = Bus No.
Event data 3:
Byte [7:3] = Device No
Byte [2:0] = Func. No
07h PCI Non-Fatal error Event data 2 = Bus No.
Event data 3:
Byte [7:3] = Device No
Byte [2:0] = Func. No
System
ACPI Power
state
22h 00h S0/G01Board is running
06h S4/S51Soft-off
0Bh Legacy ON state1Indicate ON for board that doesn’t support ACPI
0Ch Legacy OFF state1Legacy soft-off
Watchdog223h 00h Timer expired, status
only
01h Hard Reset POST/Boot monitor timed out
02h Power Down OS WDT shutdown after the monitor timeout
03h Power Cycle OS WDT reset after the monitor timeout
08h Timer Interrupt Event data 2:
Byte [7:4] = Interrupt Type
0h = none
2h = NMI
Boot Error 1Eh 03h Invalid Boot Sector Event will be logged if the BIOS detects an invalid
boot sector.
SMI Timeout E0h 00h State De-Asserted1This is the normal situation when a board is able to
power up.
01h State Asserted The SMI line has been constantly asserted for 10
seconds which indicates a severe hardware failure
around the CPU.
Table 3. SEL Events Supported by the MPCBL0001 SBC (Sheet 3 of 4)
Sensor
Type Sensor
Type Code
Sensor-Specific
Offset (Event
Data 1, Bit 0-3) Event Remarks
NOTE:
1. These sensor offsets do not generate events, but they are valid offsets when reading the sensor values.
2. Watchdog sensor refers to WDT#1 per Section 3.13.1.

36 Technical Product Specification
Order #273817
Intel NetStructure® MPCBL0001 High Performance Single Board Computer
Contents
3.2.1 Temperature and Voltage Sensors
Temperature and voltage readings are monitored by ADM1026. They are critical sensors that
ensure the MPCBL0001 is operating at its predefined threshold limits. The sensors are categorized
as follows:
•Lower Non-Critical
•Lower Critical
•Upper Non-Critical
•Upper Critical
If the lower critical or upper critical threshold is exceeded, it raises a major alarm. If the lower non-
critical or upper non-critical threshold is exceeded, it raises a minor alarm.
Only critical thresholds which are exceeded turn the Health LED solid red. However, for any
events above, IPMC forwards the events to the shelf manager to log it into shelf manager’s SEL.
FRU Hot
Swap
F0h 00h M0 – FRU not installed Refer to PICMG 3.0 Specifications (Table 3-14)
01h M1 – FRU inactive
02h M2 – FRU activation
request
03h M3 - FRU activation in
progress
04h M4 - FRU active
05h M5 - FRU deactivation
request
06h M6 - FRU deactivation in
progress
07h M7 - Communication lost
IPMB Link
Sensor
F1h 00h IPMB A & B disabled Refer to PICMG 3.0 Specifications (Table 3-46)
01h IPBM A enabled
IPMB B disabled
02h IPMB A disabled
IPMB B disabled
03h IPMB A & B enabled
Table 3. SEL Events Supported by the MPCBL0001 SBC (Sheet 4 of 4)
Sensor
Type Sensor
Type Code
Sensor-Specific
Offset (Event
Data 1, Bit 0-3) Event Remarks
NOTE:
1. These sensor offsets do not generate events, but they are valid offsets when reading the sensor values.
2. Watchdog sensor refers to WDT#1 per Section 3.13.1.

Technical Product Specification 37
Order #273817
Intel NetStructure® MPCBL0001 High Performance Single Board Computer
Contents
Table 4. Sensor Thresholds for IPMC Firmware 1.0
Sensor Name Sensor
Number
System Event
Log, reported
via CLI, SNMP,
RPC, RMCP
Normal
Value LNR LC LNC UNC UC UNR
+1.5 V 1Dh Yes +1.5 V TBD 1.43 1.45 1.55 1.57 –
+2.5 V 17h Yes +2.5 V TBD 2.3 2.36 2.625 2.7 –
+1.8 V 16h Yes +1.8 V TBD 1.71 1.746 1.854 1.89 –
VTT DDR
(+1.25 V)
15h Yes +1.25 V TBD 1.185 1.20 1.3 1.315 –
+1.2 V 14h Yes +1.2 V TBD 1.14 1.176 1.224 1.26 –
+5 V 19h Yes +5 V TBD 4.7 4.85 5.25 5.275 –
-12 V 1Bh Yes -12 V TBD -13.2 -12.6 -11.4 -10.8 –
+12 V 1Ah Yes +12 V TBD 10.8 11.4 12.6 13.2 –
CPU Core
Voltage
1Ch Yes +1.3 V TBD 1.24 1.26 1.345 1.36 –
+3.3 V 18h Yes +3.3 V TBD 3.102 3.201 3.465 3.482 –
+1.8 VSB 12h Yes +1.8 V TBD 1.71 1.73 1.836 1.89 –
+3.3 VSB 10h Yes +3.3V TBD 3.102 3.201 3.465 3.482 –
+5 VSB 11h Yes +5 V TBD 4.09 4.19 5.25 5.275 –
VBAT 13h Yes +3 V TBD 2.0 2.4 3.4 3.6 –
Board
Temperature
30h Yes 30 TBD -5 5 60 70 –
CPU 0
Temperature
37h Yes 40 TBD 5 10 76 81 –
CPU 1
Temperature
38h Yes 40 TBD 5 10 76 81 –
NOTE: The following terms apply:
LNR: Lower Non-Recoverable
LC: Lower Critical
LNC: Lower Non-Critical
UNC: Upper Non-Critical
UC: Upper Critical
UNR: Upper Non-critical

38 Technical Product Specification
Order #273817
Intel NetStructure® MPCBL0001 High Performance Single Board Computer
Contents
NOTE: Values in parentheses are deassertion values.
Table 5. Sensor Thresholds for IPMC Firmware 1.2
Sensor Name Description Sensor
Number Normal
Value
Thresholds
Lower
Critical Lower
Noncritical Upper
Noncritical Upper
Critical Upper Non-
recoverable
+1.5V +1.5V 1Dh 1.5 1.43
(1.45)
- - 1.57
(1.54)
+2.5V +2.5V 17h 2.49 2.29
(2.32)
2.35
(2.375)
2.63
(2.609)
2.69
(2.67)
-
+1.8V +1.8V 16h 1.79 1.71
(1.73)
- - 1.88
(1.86)
-
VTT DDR DDR Voltage 15h 1.24 1.19
(1.16)
- - 1.31
(1.29)
-
+1.2V +1.2V 14h 1.2 1.14
(1.16)
- - 1.25
(1.24)
-
+5V +5V 19h 4.99 4.73
(4.78)
- - 5.23
(5.17)
-
-12V -12V 1Bh -12.11 -15.06
(-14.92)
-12.83
(-12.69)
-11.25
(-11.39)
-7.5
(-7.65)
-
+12V +12V 1Ah 12.1 7.56
(7.63)
11.2 8
(11.313)
12.85
(12.63)
15.06
(14.88)
-
CPU Core
Voltage
CPU Core
Voltage
1Ch 1.31 1.24
(1.25)
- - 1.37
(1.33)
-
+3.3V +3.3V 18h 3.3 3.13
(3.17)
- - 3.46
(3.41)
-
+1.8VSB +1.8V on
standby rail
12h 1.79 1.71
(1.73)
- - 1.88
(1.86)
-
+3.3VSB +3.3V on
standby rail
10h 3.3 3.13
(3.17)
- - 3.46
(3.41)
-
+5VSB +5V on
Standby rail
11h 5 4.09
(4.14)
- - 5.24
(5.19)
-
VBAT Battery
voltage
13h 3.55 1.99
(2.03)
3.31
(3.35)
---
Baseboard
Te m p
Board
temperature
30h 30 -5
(-2)
5
(8)
60
(57)
70
(67)
80
(77)
CPU 1 Temp CPU 1 (Right)
temperature
37h 40 5
(8)
10
(13)
76
(73)
81
(78)
127
(124)
CPU 2 Temp CPU 1 (Left)
Temperature
38h 40 5
(8)
10
(13)
76
(73)
81
(78)
127
(124)

Technical Product Specification 39
Order #273817
Intel NetStructure® MPCBL0001 High Performance Single Board Computer
Contents
NOTE: Values in parentheses are deassertion values.
Table 6. Sensor Thresholds for IPMC Firmware 1.7 and Above
Sensor Name Description Sensor
Number Normal
Value
Thresholds
Lower
Critical Lower
Noncritical Upper
Noncritical Upper
Critical Upper Non-
recoverable
+1.5V +1.5V 1Dh 1.5 1.43
(1.45)
- - 1.57
(1.54)
+2.5V +2.5V 17h 2.49 2.29
(2.32)
2.35
(2.375)
2.63
(2.609)
2.69
(2.67)
-
+1.8V +1.8V 16h 1.79 1.71
(1.73)
- - 1.88
(1.86)
-
VTT DDR DDR Voltage 15h 1.24 1.19
(1.16)
- - 1.31
(1.29)
-
+1.2V +1.2V 14h 1.2 1.14
(1.16)
- - 1.25
(1.24)
-
+5V +5V 19h 4.99 4.73
(4.78)
- - 5.23
(5.17)
-
-12V -12V 1Bh -12.11 -15.06
(-14.92)
-12.83
(-12.69)
-11.25
(-11.39)
-7.5
(-7.65)
-
+12V +12V 1Ah 12.1 7.56
(7.63)
11.28
(11.313)
12.85
(12.63)
15.06
(14.88)
-
CPU Core
Voltage
CPU Core
Voltage
1Ch 1.31 1.24
(1.25)
- - 1.37
(1.33)
-
+3.3V +3.3V 18h 3.3 3.13
(3.17)
- - 3.46
(3.41)
-
+1.8VSB +1.8V on
standby rail
12h 1.79 1.71
(1.73)
- - 1.88
(1.86)
-
+3.3VSB +3.3V on
standby rail
10h 3.3 3.13
(3.17)
- - 3.46
(3.41)
-
+5VSB +5V on
Standby rail
11h 5 4.09
(4.14)
- - 5.24
(5.19)
-
VBAT Battery
voltage
13h 3.55 1.99
(2.03)
3.31
(3.35)
---
Baseboard
Te m p
Board
temperature
30h 30 -5
(-2)
5
(8)
60
(57)
70
(67)
80
(77)
CPU 0 Temp CPU 0 - U35
Temperature
37h 40 5
(8)
10
(13)
76
(73)
81
(78)
127
(124)
CPU 1 Temp CPU 1 - U36
Temperature
38h 40 5
(8)
10
(13)
76
(73)
81
(78)
127
(124)

40 Technical Product Specification
Order #273817
Intel NetStructure® MPCBL0001 High Performance Single Board Computer
Contents
NOTE: Values in parentheses are deassertion values.
Table 7. Sensor Thresholds for IPMC Firmware 1.14 and Above
Sensor Name Description Sensor
Number Normal
Value
Thresholds
Lower
Critical Lower
Noncritical Upper
Noncritical Upper
Critical Upper Non-
recoverable
+1.5V +1.5V 1Dh 1.5 1.43
(1.45)
- - 1.57
(1.54)
+2.5V +2.5V 17h 2.49 2.29
(2.32)
2.35
(2.375)
2.63
(2.609)
2.69
(2.67)
-
+1.8V +1.8V 16h 1.79 1.71
(1.73)
- - 1.88
(1.86)
-
VTT DDR DDR Voltage 15h 1.24 1.19
(1.16)
- - 1.31
(1.29)
-
+1.2V +1.2V 14h 1.2 1.14
(1.16)
- - 1.25
(1.24)
-
+5V +5V 19h 4.99 4.73
(4.78)
- - 5.23
(5.17)
-
-12V -12V 1Bh -12.11 -7.46
(-7.61)
-11.21
(-11.35)
-12.79
(-12.65)
-14.95
(-14.81)
-
+12V +12V 1Ah 12.1 7.56
(7.63)
11.2 8
(11.313)
12.85
(12.63)
15.06
(14.88)
-
CPU Core
Voltage
CPU Core
Voltage
1Ch 1.31 1.24
(1.25)
- - 1.37
(1.33)
-
+3.3V +3.3V 18h 3.3 3.13
(3.17)
- - 3.46
(3.41)
-
+1.8VSB +1.8V on
standby rail
12h 1.79 1.71
(1.73)
- - 1.88
(1.86)
-
+3.3VSB +3.3V on
standby rail
10h 3.3 3.13
(3.17)
- - 3.46
(3.41)
-
+5VSB +5V on
Standby rail
11h 5 4.09
(4.14)
- - 5.24
(5.19)
-
VBAT Battery
voltage
13h 3.55 1.99
(2.03)
3.31
(3.35)
---
Baseboard
Te m p
Board
temperature
30h 30 -5
(-2)
5
(8)
60
(57)
70
(67)
80
(77)
CPU 0 Temp CPU 0 - U35
Temperature
37h 40 5
(8)
10
(13)
76
(73)
81
(78)
127
(124)
CPU 1 Temp CPU 1 - U36
Temperature
38h 40 5
(8)
10
(13)
76
(73)
81
(78)
127
(124)

Technical Product Specification 41
Order #273817
Intel NetStructure® MPCBL0001 High Performance Single Board Computer
Contents
3.2.2 Processor Events
The processor asserts IERR as the result of an internal error. A thermal trip error indicates the
processor junction temperature has reached a level where permanent silicon damage may occur.
Upon THERMTRIP assertion, the IPMC powers down the boards.
3.2.3 DIMM Memory Events
The MCH (E7501) instructs the ICH3 to report memory parity errors via SMI#. The SMI handler
extracts the error information (address) from the DRAM error registers in the MCH and logs it into
the SEL. The KCS interface performs error reporting to IPMC. BIOS sends a platform event
message with the appropriate data to the IPMC, which logs the event to SEL and forwards the
event to the Shelf Manager. Correctable memory errors generate an SMI and are logged into SEL.
Normally, a board with non-correctable errors is likely to hang as the multi-bit error may cause the
CPU to execute corrupted instructions. If the CPU executes corrupted instructions before executing
the code to log the event, then this event will not be logged in the SEL.
3.2.4 System Firmware Progress (POST Error)
The BIOS is able to log both POST and critical events to the IPMC error log. (Refer to Table 89,
“BIOS Error Messages” on page 138.)
3.2.5 Critical Interrupts
In general, the system BIOS is capable of generating requests on the KCS interface to
communicate with the IPMC for error logging, fault resilience, critical interrupts and reading/
writing inventory CPUs and RAM information to the IPMC. Two LPC interfaces are available for
the BIOS to communicate to the IPMC. The BIOS uses the SMS interface for normal
communication with the IPMC and the SMM interface when executing code under SMM mode.
PCI errors implemented in the MPCBL0001 are handled as follows:
1. The MCH(E7501) sends a parity error/system error (PERR/SERR) message over the hub
interface to the ICH3 notifying it that an error occurred.
2. The ICH3 generates an SMI# interrupt when it receives a PERR/SERR message.
3. The SMI handler checks the error status registers of CPU/MCH until it identifies the source
and type of the error.
4. The handler sends a message to the IPMC via the KCS interface, causing it to log the error in
the IPMC’s event log. IPMC then forwards the event to Shelf Manager to log it into Shelf
Manager SEL.

42 Technical Product Specification
Order #273817
Intel NetStructure® MPCBL0001 High Performance Single Board Computer
Contents
Table 8 shows the PCI mapping of the component subsystem of the baseboard.
NOTE: This table is for MPCBL0001F04 boards. Bus Devices 5 and 7 do not exist for MPCBL0001N04 boards.
Example:
To decode the device and function number from the System Event Log, refer to the following
method.
0144 05/26/04 15:24:42 4023 13 Critical Interrupt 07 PCI PERR 6f [a4 04 08]
•Event data 1 = a4
Comments: FromTable 3 on page 33, event data 1, bit 3:0 is referring to PCI-PERR
•Event data 2 = 04.
Comments: From Table 3, event data 2, bit 7:0 is referring to Bus number 4.
•Event data 3 = 08 = 00001000
Comments: FromTable 3, event data 3, bit 7:3 is equivalent to 1 which refers to Device number 1.
Event data 3, bit 2:0 is equivalent to 0 which refers to Function number 0. From Table 8 above, the
PCI parity error was on the interface of the Gigabit Ethernet Controller (Port A).
Table 8. PCI Mapping for Hardware Component Subsystem
Bus Device Function Hardware Component Subsystem
000E7501 MCH Bridge
001MCH <-> ICH3
0 2 0 82870P2 PCI-X Bridge (PMC and Gigabit Ethernet Controller)
030MCH <-> 82870P2 PCI-X Bridge (Fibre Channel Controller)
0 29 0 USB Controller
0 31 1 IDE Interface (hard disk drive)
0 31 3 IPMC Interface
2 29 0 PCI-X Bridge to Gigabit Ethernet Controller
210PCI-X Bridge to PMC Card
310PMC Card
410Gigabit Ethernet Controller (Port A)
4 29 1 Gigabit Ethernet Controller (Port A)
5 29 0 PCI-X Bridge to Fibre Channel Controller
710Fibre Channel Controller (Port A)
711Fibre Channel Controller (Port B)
0XFF - - PSB (processor-side bus) Error

Technical Product Specification 43
Order #273817
Intel NetStructure® MPCBL0001 High Performance Single Board Computer
Contents
3.2.6 System ACPI Power State
MPCBL0001 is targeted to support ACPI functionality, with support for the sleep states S0, S4 &
S5. On assertion of ICH3_SLP_S5# and ICH3_SLP_S3# GPIOs, IPMC sends out a hot-swap event
message to the shelf manager requesting deactivation. On successful reception of a deactivation
message from the shelf manager, the FRU enters M1 power state and remains in this state.
Under conditions where an ACPI enabled operating system is in S4/S5 sleep state, the chipset
could deassert ICH3_SLP_S5# and ICH3_SLP_S3# GPIOs requiring the IPMC to attempt
AdvancedTCA power state transition to M4 state (through M2, M3).
ACPI capabilities of an operating system are communicated by BIOS to the IPMC at initialization.
An OEM style IPMI command is sent by BIOS for this purpose. This command (SetACPIConfig ;
NetFn: 30h, command: 83h) is sent by BIOS every time an operating system is initialized. The
IPMC firmware defaults to no ACPI until this command is received with proper data in the request
to indicate the OS is either ACPI enabled or disabled. For obvious reasons, this command is only
executable over SMS channel.
3.2.7 IPMB Link Sensor
The MPCBL0001 provides two IPMB links to increase communication reliability to the shelf
manager and other IPM devices on the IPMB bus. These IPMB links work together for increased
throughput where both busses are actively used for communication at any point. A request might
be received over IPMB Bus A, and the response is sent over IPMB Bus B. Any requests that time
out are retried on the redundant IPMB bus. In the event of any link state changes, the events are
written to the MPCBL0001 SEL. IPMC monitors the bus for any link failure and isolates itself
from the bus if it detects that it is causing errors on the bus. Events are sent to signify the failure of
a bus or, conversely, the recovery of a bus.
3.2.8 FRU Hot Swap
The hot-swap event message conveys the current state of the FRU, the previous state, and a cause
of the state change as can be determined by the IPMC. Refer to PICMG 3.0 Specifications for
further details on the hot-swap state.
3.2.9 CPU Failure Detection
A CPU failure during runtime or POST will have better error handling: a SEL event notification
will be generated if either one of the CPUs fails to power up, and the Health LED will turn red.
1. An FRB3 timer (30 seconds) was implemented to detect the failure of the CPUs to boot. This
also now implements offset 04h in the CPU 0 Status sensor. When asserted, it will generate an
event and set the Health LED to red.
2. The SMI line is now checked for a long (10 second) assertion that indicates a severe hardware
failure around the CPUs during runtime. As a result, a new discrete sensor has been added
(SMI Timeout) that will assert when the SMI line stays asserted too long.
Refer to Table 9 for the SEL events associated with FRB3 timer timeout and SMI Timeout
assertion.

44 Technical Product Specification
Order #273817
Intel NetStructure® MPCBL0001 High Performance Single Board Computer
Contents
3.2.10 Port 80h POST Codes
When there is an FRB3 failure, the event message sent from the CPU Status sensor with sensor
type code 07 provides the last Port 80 code byte written by the BIOS. This information is contained
in Data Byte 3 of the event message.
Example:
To decode Port 80 data from SEL event when a board is booted without memory, refer to the
following method.
SEL EVENT - ID:0DD8(Tue Jan 25 18:45:20 2005) Gen:8E Type:07 No:50 Dir:6F D1:64 D2:6F
D3:E1
The values shown in bold above convey the following information:
•The sensor type is 07. This refers to the processor.
•Event data 1, bit 0-3 is 4. This refers to an FRB3/processor startup or initialization failure (the
CPU did not start).
•Event data 3 is E1. This refers to the last Port 80h POST codes before the board hangs.
Refer to the tables in Section 9.2 for descriptions of the Port 80h POST codes.
Note: At any time when a board hangs, you may also use an OEM IPMI command to query the Port 80
POST codes. For the command syntax, refer to Section 3.7.7, “Get Port80 Data” on page 52.
Table 9. CPU Failure Behavior
CPU Failure Detection CPU Identification Behavior
Operational Phase CPU0 CPU1 Board Power Status CMM SEL
Event Health LED
POST Normal Normal Bootable No Green
Fail Normal Stop Booting Yes Red
Normal Fail Stop Booting Yes Red
Fail Fail Stop Booting Yes Red
Runtime Normal Normal Keep Working No Green
Fail Normal Halt Yes Red
Normal Fail Halt Yes Red
Fail Fail Halt Yes Red

Technical Product Specification 45
Order #273817
Intel NetStructure® MPCBL0001 High Performance Single Board Computer
Contents
3.3 Field Replaceable Unit (FRU) Information
The FRU Information provides inventory data about the boards where the FRU Information Device
is located. The part number or version number can be read through software.
FRU information in the MPCBL0001 includes data describing the MPCBL0001 board as per
PICMG 3.0 Specification requirements. Additional multirecords will be added for the BIOS to
write CPU information, BIOS version number, and PMC information to FRU data correctly. This
information is retrieved by shelf manager (ShMC), enabling reporting of board-specific
information through an out-of-band mechanism.
Following are the definitions for the multirecord implemented by the firmware as part of FRU data.
+
Table 10. FRU Multirecord Data for CPU/RAM/PMC/BIOS Version Information
Variable Size (bytes) Data Type
Manufacturer ID
(Intel IANA number)
3 0x000157
(LSB first, MSB next)
Binary
Record Version 1 1 Binary
Type/Length 1 1 Binary
CPU Numbers 1 x Binary
Type/Length 1 2 Binary
RAM Info 2 X (in units of 1 MByte) Binary
Type/Length 1 (5 * XXX) + 1 Binary
Number of PMCs 1 XXX Binary
PMC Info 5*XXX PMC_Data Binary
Type/Length 1 0xFF Binary
BIOS Version 63 (max) yyyyyyyy ASC-II
End of Fields 1 0xC1 Binary
Table 11. PMC Data
Variable Size (bytes) Data Type
Device ID 2 XX Binary
Vendor ID 2 XX Binary
PMC Installed? 1 0 (PMC is not installed)
1 (PMC is installed)
Binary

46 Technical Product Specification
Order #273817
Intel NetStructure® MPCBL0001 High Performance Single Board Computer
Contents
3.4 E-Keying
E-Keying has been defined in the PICMG 3.0 Specification to prevent board damage, prevent
misoperation, and verify fabric compatibility. The FRU data contains the board point-to-point
connectivity record as described in Section 3.7.2.3 of the PICMG 3.0 Specification.
Upon management power-on, the firmware sets the Fibre Channel ports to front panel by default.
When the board enters M3 power state, the shelf manager reads in the board point-to-point
connectivity record from FRU and determines whether the board can enable the Fibre Channel
ports to the back plane. Set/Get Port State IPMI commands defined by the PICMG 3.0
Specification are used for either granting or rejecting the E-keys.
If user Fibre Channel selection is to the front, the firmware maintains the Fibre Channel ports to the
front panel regardless of the shelf manager’s granting or rejecting of E-keys for the board.
Table 12 on page 46, describes the:
•Connections to base and fabric interfaces on the MPCBL0001 board for E-keying purposes.
•Link descriptor list for the two Gigabit Ethernet channels connected to the base interface and
the two Fibre Channels on the fabric interface.
NOTE: Fibre Channel E-keying is only applicable to MPCBL0001FXX products.
3.5 IPMC Firmware Code
IPMC firmware code is organized into boot code and operational code, both of which are stored in
a flash module. Upon an IPMC reset, the IPMC executes the boot code and performs the following:
1. Self test to verify the status of its hardware and memory.
2. Sets up the internal real-time operating system (RTOS).
3. Performs a checksum of the operational code.
Upon successful verification of the operational code checksum, the firmware will jump to the
operational code.
Table 12. Link Descriptors for E-Keying
No Link
Descriptor Link
Grouping
ID
Link Type
Extension Link Type Link Designator Link Desc
Value
Port 0 -
3 Flags Interface Channel
Number
[31:24] [23:20] [19:12] {11:8} {7:6} [5:0}
1 Ethernet
Port 1
0 0000 00000001 0001 00 000001 0x00001101
2 Ethernet
Port 2
0 0000 00000001 0001 00 000010 0x00001102
3 FC Port 1 0 0010 00000010 1000 01 000001 0x00202C41
4 FC Port 2 0 0010 00000010 1000 01 000010 0x00202C42

Technical Product Specification 47
Order #273817
Intel NetStructure® MPCBL0001 High Performance Single Board Computer
Contents
When the firmware is commanded to enter firmware (FW) update mode, the operational code uses
a special branch, Software Interrupt, to jump to the FW update code in the boot block. Once in FW
update mode, the update code is copied into RAM, then the firmware jumps to the code in RAM to
execute. The FW update code cannot execute out of flash while the flash is being updated.
3.6 IPMC Firmware Upgrade Procedure
MPCBL0001 firmware is upgraded using either of two methods, the KCS interface or the IPMB
(RMCP) interface.
3.6.1 IPMC Firmware Upgrade Using KCS Interface
The KCS interface is the communication mechanism between the host processor on the
MPCBL0001 and the IPMC controller. A firmware update utility is available. It takes a hex file to
be updated as input from the command line. It can also verify that updates are completed
successfully by reading back data written to the flash memory. Typically, it takes the utility around
two minutes to complete the update over the KCS interface. After the firmware update is
Figure 4. IPMC Firmware Code Process
No
No
IPMC Boot Block
Main IPMC Code
RAM

48 Technical Product Specification
Order #273817
Intel NetStructure® MPCBL0001 High Performance Single Board Computer
Contents
completed, the controller goes through a reset and boots up with the new firmware. The host
processor is not reset when going through a firmware update, so the operating system and
applications running on the host processor are not interrupted.
Please refer to the latest IPMC firmware release notes for the upgrade procedure. The upgrade
procedure, utility, and upgraded firmware are part of the IPMC firmware release package, which
can be downloaded from the Intel web site at http://www.intel.com/design/network/products/cbp/
atca/index.htm.
3.6.2 IPMC Firmware Upgrade via the IPMB Interface (RMCP)
IPMI Specification v1.5 defines Remote Management Control Protocol (RMCP). Version 1.5 adds
features for layering commands through virtual networks like Ethernet.
The IPMC firmware that needs to be upgraded is loaded to client utility software on the RMCP
client. The RMCP client uses the RMCP protocol carrying embedded IPMI messages to send to the
RMCP Server running in the CMM. The RMCP server decodes the RMCP package and forwards
the IPMI messages to the SBC.
3.6.2.1 Updating MPCBL0001 Firmware
Please refer to the latest IPMC firmware release notes for the upgrade procedure. The upgrade
procedure, utility, and upgraded firmware are part of the IPMC firmware release package, which
can be downloaded from the Intel web site at http://www.intel.com/design/network/products/cbp/
atca/index.htm.
3.7 OEM IPMI Commands
This section documents the OEM style IPMI commands implemented and supported on the
MPCBL0001.
Figure 5. Upgrade via Remote Management Node
B2643-01
IPMC
Intel
®
NetStructure
™
MPCBL0001 High-
Performance SBC
IPMC
Intel NetStructure
MPCBL0001 High-
Performance SBC
IPMC
Intel NetStructure
MPCBL0001 High-
Performance SBC
Remote
Management
Node
(RMCP Client)
Shelf
Management
(RMCP Server)
LAN

Technical Product Specification 49
Order #273817
Intel NetStructure® MPCBL0001 High Performance Single Board Computer
Contents
3.7.1 Reset BIOS Flash Type
This command resets the processor and changes the BIOS bank select signal so that CPU boots off
redundant BIOS bank.
3.7.2 Set Fibre Channel Port Selection
This command sets the Fibre Channel port routing as specified in the request data bytes. The
command is available over KCS and IPMB interface.
3.7.3 Get Fibre Channel Port Selection
This command returns the current Fibre Channel port ‘routing’ selection. The command is avail-
able over the KCS and IPMB interfaces.
Table 13. Reset BIOS Flash Type
76543210
NetFn/LUN NetFn = 3Ah (OEM Request) RsLUN
Command Cmd = 01h
Byte 1 BIOS checksum success/failure indication
00h – Checksum success
01h – Checksum failure
Byte 1 Completion code
Table 14. Set Fibre Channel Port Selection
76543210
NetFn/LUN NetFn = 3Ah (OEM Request) RsLUN
Command Cmd = 02h
Byte 1 Intel IANA number (LSB) = 57h
Byte 2 Intel IANA number = 01h
Byte 3 Intel IANA number (MSB) = 00h
Byte 4 Fibre Channel 1 setting, 0=disabled, 1=front panel, 2=Backplane, 3= Reserved, FF=
Don’t change settings,
Byte 5 Fibre Channel 2 setting, 0=disabled, 1=front panel, 2=Backplane, 3= Reserved, FF=
Don’t change settings,
Byte 1 Completion code
Byte 2 Intel IANA number (LSB) = 57h
Byte 3 Intel IANA number = 01h
Byte 4 Intel IANA number (MSB) = 00h

50 Technical Product Specification
Order #273817
Intel NetStructure® MPCBL0001 High Performance Single Board Computer
Contents
3.7.4 Get HW Fibre Channel Port Selection
This command returns the current Fibre Channel port routing selection as set in the hardware. The
command is available over KCS and IPMB interface SetFiberChannelPortSelection.
3.7.5 Set Control State
This command sets the state of a control pin and overrides the control pin’s auto state. Refer to
Table 20 on page 52 for control number information.
Table 15. Get Fibre Channel Port Selection
76543210
NetFn/LUN NetFn = 3Ah (OEM Request) RsLUN
Command Cmd = 03h
Byte 1 Intel IANA number (LSB) = 57h
Byte 2 Intel IANA number = 01h
Byte 3 Intel IANA number (MSB) = 00h
Byte 1 Completion code
Byte 2 Intel IANA number (LSB) = 57h
Byte 3 Intel IANA number = 01h
Byte 4 Intel IANA number (MSB) = 00h
Byte 5 Fibre Channel 1 setting, 0=disabled, 1= Front panel, 2= Backplane, 3= reserved.
Byte 6 Fibre Channel 2setting, 0=disabled, 1= Front panel, 2= Backplane, 3= reserved.
Table 16. Get HW Fibre Channel Port Selection
76543210
NetFn/LUN NetFn = 3Ah (OEM Request) RsLUN
Command Cmd = 04h
Byte 1 Intel IANA number (LSB) = 57h
Byte 2 Intel IANA number = 01h
Byte 3 Intel IANA number (MSB) = 00h
Byte 1 Completion code
Byte 2 Intel IANA number (LSB) = 57h
Byte 3 Intel IANA number = 01h
Byte 4 Intel IANA number (MSB) = 00h
Byte 5 Fibre Channel 1 Settings, 1 = Front Panel, 2 = Backplane
Byte 6 Fibre Channel 2 Settings, 1 = Front Panel, 2 = Backplane

Technical Product Specification 51
Order #273817
Intel NetStructure® MPCBL0001 High Performance Single Board Computer
Contents
Table 17. Set Control State
76543210
NetFn/LUN NetFn = 3Eh (OEM Request) RsLUN
Command Cmd = 20h
Byte 1 Control number
Byte 2 Control state, 0 = Deassert, 1 = Assert, 3 = Reserved, FF = Don’t change settings
Byte 1 Completion code

52 Technical Product Specification
Order #273817
Intel NetStructure® MPCBL0001 High Performance Single Board Computer
Contents
3.7.6 Get Control State
This command sets the state of a control pin. This command overrides the AUTO-state of the
control pin. Refer to Table 20 on page 52 for control number information.
3.7.7 Get Port80 Data
This command returns the last byte value written by the BIOS to Port 80 since the last System
Reset. If no data has been written to the port since System Reset, the Completion Code returned is
CBh.
3.8 Controls Identifier Table
Table 20 below lists the control identifiers that can be used with Set/Get Control State IPMI
commands to query or set information on certain controls in the firmware.
Table 18. Get Control State
76543210
NetFn/LUN NetFn = 3Eh (OEM Request) RsLUN
Command Cmd = 21h
Byte 1 Control number
Byte 1 Completion code
Byte 2 Control state, 0 = Deassert, 1 = Assert, 3 = Reserved, FF = Don’t change settings
Table 19. Get Port80 Data
76543210
NetFn/LUN NetFn = 30h (OEM Request) RsLUN
Command Cmd = 2Dh
Byte 1 — (BLANK)
Byte 1 Completion code
Byte 2 Last Port 80 code value (in HEX)
Table 20. Controls Identifier Table
Control Description Control Number
FWH Hub (for BIOS bank information) 0 0
FWH 0 Write Protect 1
FWH 1 Write Protect 2
FWH 0 Top Block Lock 3
FWH 1 Top Block Lock4 4

Technical Product Specification 53
Order #273817
Intel NetStructure® MPCBL0001 High Performance Single Board Computer
Contents
3.9 Hot-Swap Process
The MPCBL0001 SBC has the ability to be hot-swapped in and out of a chassis. The onboard
IPMC manages the SBC’s power-up and power-down transitions. The list below, along with
Figure 6, illustrates this process.
1. Ejector latch is opened. HOT_SWAP_PB# assertion. IPMC firmware detects the assertion of
this signal.
2. IPMC sends "Deactivation Request" message to CMM. M state moves from M4-> M5.
3. Board moves from M5 -> M6 if the CMM grants the request.
4. The IPMC's ACPI timer (3 minutes) starts if an ACPI-enable OS is loaded. Otherwise, it goes
to Step 7 below. The IPMC asserts 20 ms pulse on SMC_PWRBTN#.
5. The Power Button Status register (PWRBTN_STS) is set. It then asserts SCI/SMI# to the OS.
If ACPI OS is enabled, SCI interrupt handler on the OS is called. Interrupt handler clears
PWRBTN_STS bit. OS starts to perform a graceful shutdown.
6. ICH3 detects "LOW" on the ICH3_PWRBTN#. Asserts ICH3_SLP_S3# and ICH3_SLP_S5#
to IPMC. Upon detection of ICH3_SLP_S5# and ICH3_SLP_S3#, board transitions to Step 7
below. If ICH3 doesn't assert the signals, the board will transition to Step 7 below upon the
ACPI timer expiration.
7. The firmware deasserts payload power and sets the IPMI locked bit before it transitions from
M6 to M1 state.
Note: If the upper-level software moves the IPMC to M6, the same procedure is followed, starting with
Step 4.
Figure 6. Hot-Swap Process
ACPI-OS IPMC CMM
ICH3
1
4
5
6
2
3
7

54 Technical Product Specification
Order #273817
Intel NetStructure® MPCBL0001 High Performance Single Board Computer
Contents
3.9.1 Hot-Swap LED (DS10)
The MPCBL0001 SBC supports one blue Hot Swap LED, mounted on the front panel. See
Figure 14, “MPCBL0001NXX SBC Front Panel” on page 81 for its location. This LED indicates
when it is safe to remove the SBC from the chassis. The on-board IPMC drives this LED to
indicate the hot-swap state. Refer to Table 21, “Hot-Swap LED (DS11)” on page 54.
When the lower ejector handle is disengaged from the faceplate, the hot swap switch embedded in
the PCB will assert a "HOT_SWAP_PB#" signal to the IPMC, and the IPMC will move from the
M4 state to the M5 state. At the M5 state, the IPMC will ask the CMM (or Shelf Manager) for
permission to move to the M6 state. The Hot Swap LED will indicate this state by blinking on for
about 100 milliseconds, followed by 900 milliseconds in the off state. This will occur as long as the
SBC remains in the M5 state. Once permission is received from the CMM or higher-level software,
the SBC will move to the M6 state.
The CMM or higher level software can reject the request to move to the M6 state. If this occurs, the
Hot Swap LED returns to a solid off condition, indicating that the SBC has returned to M4 state.
If the SBC reaches the M6 state, either through an extraction request through the lower ejector
handle or a direct command from higher-level software, and an ACPI-enabled OS is loaded on the
SBC, the IPMC communicates to the OS that the module must discontinue operation in preparation
for removal. The Hot Swap LED continues to flash during this preparation time, just like it does at
the M5 state. When main board power is successfully removed from the SBC, the Hot Swap LED
remains lit, indicating it is safe to remove the SBC from the chassis.
Warning: Removing the SBC prematurely can lead to device corruption or failure.
3.9.2 Ejector Mechanism
In addition to captive retaining screws, the MPCBL0001 SBC has two ejector mechanisms to
provide a positive cam action; This ensures the blade is properly seated. The bottom ejector handle
also has a switch that is connected to the IPMC to determine if the board has been properly
inserted.
Table 21. Hot-Swap LED (DS11)
LED Status Meaning
Off Normal status
Blinking Blue Preparing for removal/insertion: Long blink indicates activation is in
progress, short blink when deactivation is in progress.
Solid Blue Ready for hot swap

Technical Product Specification 55
Order #273817
Intel NetStructure® MPCBL0001 High Performance Single Board Computer
Contents
3.10 Interrupts and Error Reporting
3.10.1 Device Interrupts
The Low Voltage Intel® Xeon™ processor and E7501 chipset (MCH, ICH3, P64H2) utilize a
mechanism for delivering interrupts that is slightly different from, though fully compatible with,
previous IA-32 system platforms. The change affects only the delivery mechanism and no changes
are required to existing software.
This new delivery mechanism transfers the equivalent APIC messages across the system bus
structure rather than using a sideband channel as in the case of the APIC serial bus. There is no
longer an APIC bus connection to the processor. This new mechanism improves the interrupt
message transfer speed to the processors, thus reducing latency. It also simplifies the flushing of
buffers that is required when data is buffered between the I/O subsystem and memory. Since
interrupt messages are no longer communicated across a sideband channel, these transfers are now
visible to the chipset. The interrupt message transactions themselves can now initiate buffer
flushing to ensure all data within the I/O and memory subsystems is coherent.
As before, the LINT[1:0] connections to the processors remain for compatibility with the old PC
industry standard, legacy interrupt architecture (8259 controllers). In addition, the P64H2 PCI
bridge devices include an interrupt output (BTINTR#), which can be routed into the legacy
interrupt controller to facilitate booting from devices residing on the far side of such PCI bridge
devices. Once the boot process is complete and the APIC interrupt system is enabled, devices no
longer need to share interrupts; This improves interrupt system performance.
The BIOS initializes and enables both the 8259 and APIC but masks all APIC interrupts in the
redirection table. This is so the SBC operates in legacy interrupt mode. The BIOS does not operate
in APIC mode at any time. An APIC-aware OS disables the 8259 and unmasks the APIC interrupts
to switch to APIC mode.
Table 22 displays the interrupt connections provided by the MPCBL0001 SBC. Actual interrupt
vector assignments and routing to legacy interrupts as necessary is under BIOS and/or OS control.
Table 22. Interrupt Assignments (Sheet 1 of 2)
Legacy Interrupt IRQ assigned
Master 8259
Internal timer0 output 0
Slave 8259 INTR output 2
Serial Port A 3
Slave 8259
Internal RTC 0 (8)
Primary IDE 6 (14)
PCI Device Interrupt IRQ assigned
HI-A ICH3
Super I/O SERIRQ
USB 1.1 controller #1 PIRQA#
IPMC_SYSIRQ# PIRQB#

56 Technical Product Specification
Order #273817
Intel NetStructure® MPCBL0001 High Performance Single Board Computer
Contents
HI-B P64H2 BTINTR# PIRQC#
HI-C P64H2 BTINTR# PIRQD#
HI-B P64H2
Fibre Channel INTA# PB_IRQ0
Fibre Channel INTB# PB_IRQ1
HI-C P64H2
PMC INTA# PA_IRQ0
PMC INTB# PA_IRQ1
PMC INTC# PA_IRQ2
PMC INTD# PA_IRQ3
Ethernet #1 INTA# PB_IRQ0
Ethernet #2 INTA# PB_IRQ1
Figure 7. Interrupt Signals
Table 22. Interrupt Assignments (Sheet 2 of 2)
Legacy Interrupt IRQ assigned
B0754-01
10x
APIC
Low Voltage
Intel® Xeon®
Processor
Redirection Logic
MCH
ICH3
Super I/O
Low Voltage
Intel® Xeon®
Processor
LINT0 / NMI
FSB
8-Bit
HL_A
LPC
10x
APIC
P64H2
Fibre
Channel
16-Bit
HL_B
PCI-X
10x
APIC
P64H2
GbE
(x2)
16-Bit
HL_C
PCI-X
PMC
Slot
PCI
64/66
LINT0 / INTR

Technical Product Specification 57
Order #273817
Intel NetStructure® MPCBL0001 High Performance Single Board Computer
Contents
3.10.2 Error Reporting
The MCH handles error reporting from the memory subsystem. Errors consist of correctable and
uncorrectable bit errors. The ECC algorithms used are capable of correcting any number of bit
errors contained within a 4-bit nibble. In addition, any number of bit errors contained within two 4-
bit nibbles is detected. The MCH communicates these errors to the ICH3 via special cycles over the
hub link interface. These special cycles indicate to the ICH3 that an MCH-detected error has
occurred. The MCH special cycle communicates the type of event that should be generated by the
ICH3 when an error is detected. Selection for the generation of an SERR, SMI, or SCI event is
provided. Status for these reported errors is then found in the MCH DRAM_FERR (first error) and
DRAM_NERR (next error) status registers. Refer to the MCH data sheet for more information (see
Appendix A, “Reference Documents”).
Correctable memory errors generate an SMI and are logged via IPMI as a SEL. Non-correctable
errors first generate an SMI (which generates a SEL) and then an NMI.
Each P64H2 device reports the PCI errors that occur on the buses to which it is attached. These
consist of the PCI error assertions of the PERR# or SERR# signals. The errors are reported by
sending the DO_SERR special cycle to the MCH on the Hub Interface. The MCH forwards the
error to the ICH3, which generates the appropriate error condition to the processor(s) such as NMI,
SMI, or SCI.
PCI address parity errors are considered catastrophic and may abort further data transfers by the
P64H2 if that is the programmed response. Parity/ECC is checked on both the Hub Interface and
PCI bus transactions. PCI data parity errors are considered less severe and allow transactions to
continue. Data parity errors cause the Detected Parity Error” status to be logged and, if enabled, the
DO_SERR special cycle is transmitted. In a transaction where a data error occurs, the data being
forwarded to the next bus is “poisoned” to ensure the error follows the data to its destination.
Poisoned data has bad parity or multi-bit ECC errors introduced before being forwarded to the next
bus.
PCI assertions of the SERR# signal also result in the DO_SERR special cycle being generated on
the hub interface when enabled. Other potential causes for a DO_SERR special cycle include:
•Parity errors on the target bus during a write.
•A master timeout on a delayed transaction.
•The occurrence of a PCI master abort cycle.
Refer to the P64H2 Data Sheet, section 4.9, for more information on error handling. For details on
obtaining this document, see Appendix A, “Reference Documents.”
The ICH3 device has the ability to report PCI and hub link errors directly to the processors. When
a PERR# or SERR# occurs on the ICH3 local PCI bus, the ICH3 can be programmed to generate
NMI or SMI. The ICH3 also fields messages from the MCH and its attached hub devices to
indicate errors to the processors on their behalf. The messages may request SMI#, SCI, NMI, or
SERR3 to be asserted. Software must check the MCH and attached hub devices to determine the
exact cause of the error. Refer to the ICH3 Data Sheet for more information on error handling and
generation. For details on obtaining this document, see Appendix A, “Reference Documents.”

58 Technical Product Specification
Order #273817
Intel NetStructure® MPCBL0001 High Performance Single Board Computer
Contents
3.11 ACPI
ACPI gives the operating system direct control over the power management and Plug and Play
functions of a computer. The use of ACPI with theMPCBL0001 SBC requires an operating system
that provides ACPI support. ACPI features include:
•Plug and Play (including bus and device enumeration) and APM support (normally contained
in the BIOS).
•Power management control of individual devices, add-in boards (some PMC cards may
require an ACPI-aware driver), and hard-disk drives.
•A soft-off feature that enables the operating system to power off the computer.
•Support for an IPMC firmware command switch.
3.11.1 System States and Power States
Under ACPI, the operating system directs all system and device power state transitions. The
operating system puts devices in and out of low-power states based on user preferences and
knowledge of how devices are being used by applications. Devices that are not being used can be
turned off. The operating system uses information from applications and user settings to put the
system as a whole into a low-power state.
Table 23, “Power States and Targeted System Power” on page 58 lists the power states and the
associated system power targets supported by the MPCBL0001 SBC. See the ACPI Specification
for a complete description of the various system and power states.
3.12 Reset Types
The watchdog timer on the IPMC can be configured and used through standard IPMI v1.5
watchdog timer commands. Refer to Section 3.13.1, “WDT #1” on page 64 for detailed
implementation.
Table 23. Power States and Targeted System Power
Global States Sleeping States Processor
States Device States
G0 – working state S0 – working C0 – working D0 – working state.
G1 – sleeping state S4 – Suspend to disk.
Context saved to disk.
No power D3 – no power except for wake
up logic.
G2/S5 S5 – Soft off. Context
not saved. Cold boot is
required.
No power D3 – no power except for wake
up logic.
G3 – mechanical off
AC power is disconnected
from the computer.
No power to the system. No power D3 – no power for wake up
logic, except when provided by
battery or external source.

Technical Product Specification 59
Order #273817
Intel NetStructure® MPCBL0001 High Performance Single Board Computer
Contents
3.12.1 Reset Logic
The following topics describe the two types of reset requests and the boot relationships among
them. The two types of reset requests available on the MPCBL0001 are:
•Hard reset request (always results in a cold boot)
•Soft reset request (can result in either a warm or cold boot)
A hard reset request occurs whenever the processor Reset line is asserted and then deasserted. A
soft reset occurs whenever an assertion occurs on the processor Init line. Whenever a soft reset
request occurs, the BIOS checks two memory locations to determine whether to initiate a warm
boot while leaving main memory intact or a cold boot that clears memory.
Whenever the BIOS detects that the reset is either a hard reset or a cold boot, it specifically clears
the memory location 40h:72h so it does not contain a 1234h. Under warm boot conditions, this
memory location contains a 1234h (the developer’s application writes this value in this location
[using /dev/mem] when it is started). If a hard reset occurs (as defined in the hard reset topic
below), it is certain that the 40h:72h location contains a non-1234h value.
3.12.2 Hard Reset Request
A Hard Reset, or CPU Reset, is defined as the assertion of the processor reset signal (see Table 24,
“Reset Request” on page 60). This initializes the processor state and registers, disables internal
caches, and causes the processor to unconditionally begin execution from the reset vector. A hard
reset is initiated by the following events:
1. A power up of the SBC. The SMC enables the onboard power supplies.
2. The SMC negates the ICH3_PWROK signal (see Note below).
3. A “reset” command from the Port CF9h I/O register (refer to the “Intel® 82801CA I/O
Controller Hub 3 (ICH3-S) Datasheet” for information about this register).
4. Watchdog timer (WDT #1) expires and is configured to initiate a hard reset. See “Watchdog
Timers (WDTs)” on page 64 for more information.
5. Watchdog timer (WDT #3) expires after failure to perform the first instruction fetch.
6. A command (cmmset -l bladex -d powerstate -v reset) is issued from MPCMM0001.
Note: The IPMC can negate the dedicated signal ICH3_PWROK to initiate a processor reset.
ICH3_PWROK indicates whether power is OK. If the IPMC deasserts ICH3_PWROK, the
hardware asserts the processor reset lines.
3.12.3 Soft Reset Request
The assertion of the processor’s INIT signal causes a soft reset or “CPU INIT” (see Table 24,
“Reset Request” on page 60). The ICH3 is normally responsible for driving the INIT signal. A
CPU INIT event causes the processor(s) to fetch the reset vector at the next instruction boundary.
The majority of the processor and all of the cache states are unaffected by an INIT event.
After the INIT event, hardware may be reset (or not reset) under BIOS control. PCI buses are reset
using their respective bridge control registers. This signal is then level translated to the processor
compatible signal level. INIT may be caused by the following events:

60 Technical Product Specification
Order #273817
Intel NetStructure® MPCBL0001 High Performance Single Board Computer
Contents
1. The reset button is pressed (see Note below). See Figure 14, “MPCBL0001NXX SBC Front
Panel” on page 81 for its location.
2. A processor shutdown special cycle occurred.
3. An INIT command from Port 92h I/O register (refer to the Intel® 82801CA I/O Controller Hub
3 (ICH3-S) Datasheet for information about this register).
4. An INIT command from Port CF9h I/O register.
5. A keyboard reset command (ICH3 RCIN# signal asserted).
6. The IPMC may also directly assert the INIT signal; WDT #1 expires and is configured for a
soft reset.
7. Processor BIST is enabled and a hard reset is initiated from the Port CF9h register. This asserts
the INIT signal but is not classified as a soft reset since CPU reset is also asserted.
8. OS reboot commands (eg: "shutdown -r now" or "reboot" in Linux).
9. A processor INIT may also be initiated through an APIC “init” message. This message may
target a specific processor or all processors. This “init” is an internally generated event (No
INIT signal is asserted) so the IPMC is unable to detect this occurrence.
Note: The reset button (RESET_PB#) is an input to the IPMC. There are also IPMI commands to reset
the board and change power states through the software. However, the reset button is a last resort
because the user must be physically present at the chassis to reset the board.
After a Soft Reset/CPU Init, the BIOS code executes and determines if the reset is a warm boot or
a cold boot. A warm boot restarts the system and keeps memory above the 8 MByte boundary
intact. During a warm boot the MCH is not reset, allowing DRAM refresh to continue during and
over the soft reset event. A cold boot sets the state of all peripherals to the same state they would be
in if a hard reset were triggered.
3.12.4 Warm Boot
A warm boot occurs when the processor is booting after a soft reset request. To qualify as a warm
boot, the reset counter located at 40h:D0h must be non-zero (by default, the reset counter and reset
flag are initialized to 10 and 1234h by BIOS after a cold boot.) Execution starts at the reset vector.
The BIOS initializes and configures all devices except for memory. Memory contents remain intact
except for the first 8 MBytes. The BIOS uses the first 8 MBytes during POST, but does not modify
the reset flag or the reset counter. MCH is not reset, allowing DRAM refresh to continue during the
warm boot.
Note: On every warm boot, BIOS automatically decrements the reset counter by one. When the reset
counter reaches zero and the soft reset is initiated, a cold boot occurs instead of warm boot.
Table 24. Reset Request
Reset Request Signal Activated Type
Hard Reset Full reboot
Soft Init Partial reboot

Technical Product Specification 61
Order #273817
Intel NetStructure® MPCBL0001 High Performance Single Board Computer
Contents
3.12.5 Cold Boot
Any soft reset that does not meet the configuration described in the preceding Warm Boot section is
classified as a cold boot. Execution starts at the reset vector, and BIOS initializes and configures all
devices, including memory subsystem, as if a hard reset had occurred. See Table 25, “Reset
Actions” on page 61.
During a cold boot the BIOS initializes the warm reset counter to 0x0A and clears the reset flag to
1234h. Software can then read the reset flag to determine the type of reset.
3.12.6 Power Good
When the MPCBL0001 SBC is inserted into the chassis, the hardware management circuitry is
“hot plugged.” The hardware management voltage is immediately applied, and the on-board IPMC
is reset. After the hardware management reset, the operation of the IPMC and full power-up of the
SBC are under firmware control.
Upon command to power on the module, the IPMC asserts the “power enable” signal to the on-
board DC/DC converters. Full power-up of the SBC is sequenced by hardware to ensure device-
specific power requirements are followed. Sequencing of specific voltages is required to ensure
that devices using multiple voltages are not damaged or stressed.
Table 25. Reset Actions
Reset Actions System Function Memory Status
Warm boot Partial restart Preserves memory above 8MB boundary
Cold boot Full restart Functionally equivalent to a hard reset.
Figure 8. Power Good Map
B0895-02
VRM
Controller ICH3
ICH3_PCIRST#
(global reset)
VRM_PWRGOOD H_PWRGD
ICH3_PCIRST#
PLD
E7501
MCH
82546
Dual
GbEnet
ICH3_PWROK
Power
Goods
Intelligent Platform
Management
Controller
(IPMC)
Low Voltage
Intel® Xeon™
Processor
Low Voltage
Intel® Xeon™
Processor

62 Technical Product Specification
Order #273817
Intel NetStructure® MPCBL0001 High Performance Single Board Computer
Contents
As the many voltages power up, each regulator produces a “power good” signal. All of these power
good signals are logically OR’d (with the exception of the VRM power good) to produce the
ICH3_PWROK signal input to the ICH3 as shown in Figure 8, Power Good Map. When this signal
is active, it indicates all on-board power is good.
Next, the VRM power good is gated with the ICH3_PWROK signal in the ICH3 to produce the
processor’s power good signal input.
As soon as the ICH3 device is powered, its PCI reset output is asserted. This reset output remains
asserted until all power good signals are present (indicated by the ICH3_PWROK signal), the
processor VRM power good signal is asserted, and device voltage/clock stabilization times have
been satisfied.
Device resets are then released, and processor BIOS execution and boot begins. The PCI reset
output of the ICH3 is the source of all other power-up reset signals as shown in Figure 9, “Reset
Chain” on page 63
The IPMC is also capable of initiating this power-up or global reset by negating the
ICH3_PWROK signal. Additionally, devices on specific PCI buses may be independently reset by
software through their associated bridge devices.
When commanded to do so, the IPMC releases device and processor resets, and processor BIOS
execution and boot begins.

Technical Product Specification 63
Order #273817
Intel NetStructure® MPCBL0001 High Performance Single Board Computer
Contents
Figure 9. Reset Chain
B0896-02
ICH3
E7501
MCH
HI-B
P64H2
PCIRST B
PCIRST A
ICH3_PCIRST#
82546
Dual
GbEnet
PMC card
FWH 1
FWH 0
DIMMs
H_CPURST
Low Voltage
Intel® Xeon™
Processor
Low Voltage
Intel® Xeon™
Processor
Super I/O
PCIRST B Fiber Channel
Controller
<unused>
PCIRST A
HI-C
P64H2
IPMC
(Intelligent Platform
Management
Controller)

64 Technical Product Specification
Order #273817
Intel NetStructure® MPCBL0001 High Performance Single Board Computer
Contents
3.13 Watchdog Timers (WDTs)
Figure 10, “Watchdog Timers” on page 64 shows the relationship between the three watchdog
timers (WDTs) on the MPCBL0001 SBC.
3.13.1 WDT #1
The first WDT (WDT #1) is a hardware timer in the IPMC. WDT #1 is IPMI compliant; its
interaction with the host processor BIOS or system software is accomplished through IPMI
commands over the Keyboard Controller Style (KCS) interface to the IPMC. The host processor
uses the Set Watchdog Timer message to configure WDT #1, then the Reset Watchdog Timer
message to strobe the timer.
WDT #1 can be set to any value between 100 ms and 6,553,600 ms in 100 ms intervals. Another
configuration parameter is an indicator of which software is controlling WDT #1. This has five
state settings:
1. BIOS FRB2: Used during fault-resilient booting to detect issues in the BIOS.
2. BIOS/POST: Used while the BIOS is running through its POST operations.
3. OS Load: Set by the BIOS just before an OS load, then reset by the OS (the OS must be
enabled to do so) when it finishes booting.
4. SMS/OS: Used by the system management software or the OS.
5. OEM: Used by any OEM software.
Figure 10. Watchdog Timers
B1368-02
ICH3
(South Bridge)
Host
Processor(s)
WDT #3
IPMC
WDT #1
PLD
WDT #2
IPMB-B
Isolation Logic
IPMB-A
Isolation Logic
Strobe
Strobe
Strobe

Technical Product Specification 65
Order #273817
Intel NetStructure® MPCBL0001 High Performance Single Board Computer
Contents
WDT #1 can also be configured to take various actions before timing out (for example, SMI, NMI,
nothing) or after timing out (for example, hard reset, power down, or power cycle). In addition, an
event can be logged into the SEL whenever the watchdog timer expires. If WDT #1 expires, the
IPMC is not reset. For more details on the watchdog timer commands and settings, see the IPMI
Specification version 1.5.
On power up, the initial state is that the IPMI WDT #1 is not running. Normally some code (BIOS
or OS level) must send the Reset Watchdog Timer command to start the timer running. The same
code sends a Set Watchdog Timer command first to set up the timer to a known state (see the IPMI
Specification for more details).
When WDT #1 times out, it logs an event into the SEL, provided that the “Don’t Log” flag is false
(see the IPMI 1.5 Specification for details). The SEL event also describes the timeout action taken.
If WDT #1 times out and causes a hard reset, the timer state is equivalent to the power-up state
(that is, not running; either BIOS or the OS must configure and start it). If the host processor is
reset (soft or hard) independent of WDT #1, the firmware disables the watchdog timer.
One of the actions BIOS takes very early in its code is to start the WDT #1 to monitor its boot
progress. When it finishes POST, the BIOS turns off WDT #1 during the OS load period.
WDT #1 parameters are altered according to BIOS control parameters, and WDT #1 is not running
when the OS first (re)starts. The BIOS sets WDT #1 to a length of time longer than the expected
POST time; therefore, BIOS does not actively strobe WDT #1. The flag that determines if a WDT
#1 reset must be hard or soft remains over any type of reset, since it is held in the microcontroller.
3.13.2 WDT #2
WDT #2 (implemented in a PLD) must be strobed by the IPMC firmware. If WDT #2 expires, it
isolates the SBC from the backplane IPMB buses and resets the IPMC. There is no method for the
processor to be explicitly notified that the IPMC is reset. Once the IPMC has reset, the main
processors can resume communication with the IPMC. The watchdog timer is set to trigger after 96
seconds, and the IPMC strobes it once a second.
WDT #2 is always running; that is, the counter is always counting. However, a PLD component
controls the IPMC reset and IPMB isolation associated with WDT #2 expiration, ignoring any
WDT event until the IPMC strobes/enables the LTC4300 IPMB interfaces.
3.13.3 WDT #3
WDT #3 is contained within the ICH3 device. This watchdog timer monitors the processor’s first
attempt to fetch an instruction after a power up or hard reset. If the processor has not fetched its
first instruction within the timeout period, the ICH3 resets the processors. Since the processor has
not begun any execution, the ICH3 uses a hard reset.

66 Technical Product Specification
Order #273817
Intel NetStructure® MPCBL0001 High Performance Single Board Computer
Contents
3.14 LED Status
3.14.1 Health LED
The MPCBL0001 SBC supports one bicolor health LED to indicate the SBC’s health status, i.e.,
whether a fault or error condition has been detected on the SBC. This LED is mounted on the front
faceplate and driven by the onboard IPMC. The health LED will only be driven to an error
condition (red) if there is a critical or non-recoverable (major or critical in AdvancedTCA
parlance) condition active on the SBC. Alarms could include exceeding sensor thresholds for
temperature and on-board logic voltages. The health LED remains red until the sensors return to a
normal operating value. Hard-drive failures, boot failures, etc. are not considered critical/major
IPMI states, so the IPMC does not explicitly set the health LED in these cases.
Note: The LED's error state color defaults to red, but the color can be overridden. using PICMG 3.0-
defined commands. Refer to Section 3.14.9, “Setting the Default Color for the OOS and Health
LEDs” on page 69.
The default color and override capabilities of the LED follow the LED management requirements
defined in Section 3.14.9, “Setting the Default Color for the OOS and Health LEDs” on page 69.
3.14.2 OOS (Out Of Service) LED
The MPCBL0001 SBC supports one bicolor “OOS” LED, mounted on the front faceplate. The
LED can be driven to display a red or amber color. When this LED is lit, it indicates that the board
is not in service. Its back-end (payload) power could be OFF or ON. Often the OOS state is entered
when a critical fault occurs on the board. In this state, the back-end (payload) power is turned OFF.
A board could be in this state when its back-end power is OFF but healthy, or when a board is fully
powered but not yet deployed, or during the reset process.
Note: Do not extract a board unless the Hot Swap LED is lit.
The default color and override capabilities of the LED follow the LED management requirements
defined in Section 3.14.9, “Setting the Default Color for the OOS and Health LEDs” on page 69.
3.14.3 Hot-Swap LED
See Section 3.9, “Hot-Swap Process” on page 53.
Table 26. Health LED
LED Status (right) Meaning
Solid Green Healthy
Solid Amber/Red Fault or error condition
Table 27. OOS LED (DS9)
LED Status (left) Meaning
Off In service
Solid Amber/Red Fault or error condition

Technical Product Specification 67
Order #273817
Intel NetStructure® MPCBL0001 High Performance Single Board Computer
Contents
3.14.4 IDE Drive Activity LED
3.14.5 User Programmable LEDs
The MPCBL0001 SBC provides two bicolor LEDs for user-programmable functions. The LEDs
can be driven to display a red, green or amber color. When these LEDs are lit, they indicate a status
of a user-defined function.
The user-programmable LEDs are connected to the GPIO pins on the ICH3 device as follows:
By programming the ICH3 GPIO registers as outputs, then selecting the appropriate state (low for
illumination, high for off), the user enables the LEDs as required. Refer to the ICH3 datasheet in
appendix B for specific GPIO 20, 21, 23, 28 register information.
Table 28. IDE Drive Activity LED
LED Status Meaning
Off Normal/No disk access
Green (Blinking) Disk access (read/write activity)
Table 29. User Programmable LEDs
LED Status (left) LED Status (right) Meaning
Off Off No Status
Red Red/Green Active Status of user defined function
Table 30. GPIO Pin Connections
PIN GPIO Pin Default Value LED Color
User_Prog_LED1_Red# GPIO21 1 Off
User_Prog_LED1_GRN# GPIO20 1 Off
User_Prog_LED2_Red# GPIO28 1 Off
User_Prog_LED2_GRN# GPIO23 0 Green

68 Technical Product Specification
Order #273817
Intel NetStructure® MPCBL0001 High Performance Single Board Computer
Contents
3.14.6 Network Link/Speed LEDs
The front panel of the SBC provides two LEDs for each Ethernet connection indicating the speed
and link activity for that network connection:
3.14.7 Ethernet Controller Port State LEDs
The front panel of the SBC provides a bicolor LED for each Ethernet channel that can light to
indicate the Ethernet port state. These LEDs can display a red, green or amber color. The function
of the port state LEDs is user definable. The Ethernet Controller SDP[6:7] GPIO bits for each
channel are the outputs that control the LEDs. SDP[6] is connected to the Green LED, and SPD[7]
is connected to the Red LED.
Refer to the documentation for the Intel® 82546 Dual Gigabit Ethernet Controller for information
on how to drive these LED signals. Note that existing network drivers may drive these GPIO pins.
Table 31. Network Link LEDs
For Channel A : L2 / For Channel B : L6
Link LED Status Meaning
Off No link
Solid Green Link established
Blinking Green Link with activity
NOTE: Refer to Figure 14 and Figure 15 for LED (L2 and L6) placement on the
Front Panel.
Table 32. Network Speed LEDs
For Ethernet controller Channel A : L3 & L4
Speed LED Status Meaning
L3 L4
Solid Yellow Off 1 Gbps connection
Off Solid Green 100 Mbps connection
Off Off 10 Mbps connection
For Ethernet controller Channel B : L7 & L8
Speed LED Status Meaning
L7 L8
Solid Yellow Off 1 Gbps connection
Off Solid Green 100 Mbps connection
Off Off 10 Mbps connection
NOTE: Refer to Figure 14 and Figure 15 for LED (L3, L4, L7 and L8) placement
on the Front Panel.

Technical Product Specification 69
Order #273817
Intel NetStructure® MPCBL0001 High Performance Single Board Computer
Contents
3.14.8 Fibre Channel Port State LEDs
The MPCBL0001 SBC supports two Fibre Channel port state LEDs mounted on the front
faceplate. The LEDs are green and yellow. When this LED is lit, it indicates the port state of each
Fibre Channel port. LED states are shown in the table as follows:
3.14.9 Setting the Default Color for the OOS and Health LEDs
The current default color Health LED in any assertion event is RED. As for the OOS LED, the
default color is also RED if there is a fault or error condition.
With the latest IPMC Firmware 1.17, the user has the ability to set the default color to AMBER due
to geographical requirements. This default LED color will stay persistent upon IPMC reset.
The PICMG SetFRULedState command used with Function code 0xFC will now persistently save
the supplied explicit color and make it the new Local Control “Asserted” state color. This only
works with valid colors (not 0x0e or 0x0f).
So, for example, to set the default “Asserted” color of the Health LED from RED to AMBER, the
following IPMI command should be issued:
NetFn: 0x2C PICMG 3.0 Extension
Cmd: 0x07 SetFRULedState command
Data 1: 0x00 PICMG Identifier
Data 2: 0x00 FRU Device ID
Data 3: 0x02 LED ID (LED 2 = Health LED)
Data 4: 0xFC LED Function (Restore Local Control)
Data 5: 0x00 On-Duration (ignored)
Data 6: 0x04 LED Color (4 = Amber)
After this command is executed, the Health LED will illuminate as AMBER instead of RED on an
unhealthy event. The “Unasserted” color will remain GREEN.
Table 33. Ethernet Controller Port State LED
LED Status (L1 and L5) Meaning
Off No Status
Red/Green/Amber Active status of user-defined function
NOTE: Refer to Figure 14 and Figure 15 for LED (L1 and L5) placement on the
Front Panel.
Table 34. Fibre Channel Port State LED (DS2, DS3)
Yellow LED Status (Fibre
Channel 1, left) Green LED Status (Fibre
Channel 2, right) Meaning
ON ON Power On
Flashing OFF Loss-of-Sync
ON OFF Signal Acquired
OFF ON On-Line
FLASH FLASH F/W Error

70 Technical Product Specification
Order #273817
Intel NetStructure® MPCBL0001 High Performance Single Board Computer
Contents
Caution: Do not change the Health LED default color to GREEN. Doing so will cause no color change on
unhealthy events!
3.15 FRU Payload Control
The MPCBL0001 implements the “FRU Control” command as specified in the PICMG 3.0
Specification. Through this command, the payload can be reset, rebooted, or have its diagnostics
initiated.
The FRU payload can be controlled by a command line via the Intel NetStructure® MPCMM0001
Chassis Management Module (CMM). The following CMM commands are supported by the
MPCBL0001.
Note: The user may issue an RMCP command to control the FRU payload as well. Refer to Table 108 on
page 189 for the associated IPMI command information.
3.15.1 Cold Reset
When this command is initiated, the board will perform a hard reset as described in Section 3.12.2,
“Hard Reset Request” on page 59.
3.15.2 Warm Reset
When this command is initiated, the board will perform a soft reset as described in Section 3.12.3,
“Soft Reset Request” on page 59.
3.15.3 Graceful Reboot
This specific payload control command is implemented using system interface messaging
capability and the SMS_ATN bit of the KCS status registers.
The Receive Message Queue is used to hold message data for system software until the system
software can collect it, while the SMS_ATN bit is used to indicate that the IPMC requires attention
from the system software.
The flow diagram below will assist the user who will be developing their system software to
interact with this command.
Table 35. CMM Commands for FRU Control Options
FRU Control Options MPCMM0001 equivalent command
Cold Reset cmmset –l bladex –d frucontrol –v 0
Warm Reset cmmset –l bladex –d frucontrol –v 1
Graceful Reboot cmmset –l bladex –d frucontrol –v 2
Diagnostic Interrupt cmmset –l bladex –d frucontrol –v 3

Technical Product Specification 71
Order #273817
Intel NetStructure® MPCBL0001 High Performance Single Board Computer
Contents
1. MM sends a frucontrol=2 command to IPMC, initiating a graceful reboot.
2. When the IPMC receives frucontrol=2, it formats a message into the send message queue and
sets the SMS attention flag (SMS_ATN) on the KCS status register.
3. OS Agent polls for SMS_ATN using Get Message Flags command.
4. OS Agent sends a Get Message command to the IPMC to retrieve the message from the
receive message queue. The Get Message command returns the following data:
3.15.4 Diagnostic Interrupt
The following command provides the capability for an end user to issue a non-maskable interrupt
(NMI) to the payload.
When issued, the NMI signal to the processor will be asserted. To fully utilize the support of this
command, the user needs to have an NMI handler installed.
Figure 11. Flow Diagram for Graceful Reboot Command
OS A
g
ent IPMC CMM
IPMB Interface KCS Interface
Cmmset –l bladex –d frucontrol –v 2
Asserts SMS_ATN signal
Get Message
2
1
3
4
Table 36. Returned Values from the Get Message Command
Byte Data Value Comments
1 Completion Code 00h
2 Channel 40h Administrator privilege, Channel 0 (IPMB 0)
3 NetFN/rsLUN C2h NetFn=30h, Responder LUN=02h (SMS)
4 Header checksum 3Eh 2’s complement of the previous byte (chk1)
5 BMC Address (varies) Board’s IPMB address (depends on slot)
6 Sequence/rqLUN 04h Sequence=01h, Requestor LUN=00h (IPMB)
7 Command 10h Intel’s command for shutdown/reboot
8 Data 02h Reboot action
9 Data checksum 5F 2’s complement of the sum of the previous 4 bytes (chk2)

72 Technical Product Specification
Order #273817
Intel NetStructure® MPCBL0001 High Performance Single Board Computer
Contents
The implementation details are as below:
1. CMM sends a frucontrol=3 command to IPMC initiating a diagnostic interrupt.
2. When the IPMC receives frucontrol=3, it asserts the NMI signal to the CPU via the GPIO pins
connected to the H_NMI pin.
3.16 Serial Port Buffering Overview
Serial port buffering occurs when the IPMC on the blade reads and buffers characters coming from
a serial console port on the Super I/O chipset used in the SBC. This serial data could be from the
operating system, such as Linux, running on the blade. This data could then be read back via IPMI
commands via the shelf manager so that an operator can see a “snapshot” of the last few lines of
text output by the blade before it crashed or otherwise stopped working.
The buffer in the IPMC used to store the serial information is 2048 (0800h) bytes. It is big enough
to hold an 80x25 screen of data with a CR/LF pair at the end of 24 lines. When the buffer fills, it
wraps around so that the oldest data is overwritten by newer data.
The board uses a Super I/O controller that has two RS232 serial ports. The first port (COM1) is
routed to the front panel of the blade and has no connectivity to the IPMC. The second serial port
(COM2) is only connected directly to a serial port on the IPMC. Any data that needs to be buffered,
therefore, needs to be directed out the second serial port (COM2). Data coming from COM1 cannot
be monitored or buffered by the IPMC.
This feature also provides the capability to filter out certain ANSI escape sequences coming into
the serial port. This is so the buffer does not fill with escape sequences that provide no meaningful
content. This is particularly true of messages output by BIOS during startup. If only Linux output is
desired, then the filtering option is probably not needed.
When enabled, the filter prevents the buffering of the following escape sequences:
Figure 12. Diagnostic Interrupt Command Implementation
CPU
(H_NMI) IPMC CMM
IPMB Interface GPIO
Cmmset –l bladex –d frucontrol –v 3
Asserts NMI signal
1
2

Technical Product Specification 73
Order #273817
Intel NetStructure® MPCBL0001 High Performance Single Board Computer
Contents
3.16.1 Using Serial Port Buffering
3.16.1.1 Configuring the Serial Port
In order for the IPMC to correctly buffer characters it receives from its serial port, the serial ports
on the IPMC and also the Super I/O Controller must be configured to use the same serial
parameters. This is currently not done automatically, and both sides must be configured separately.
The IPMC’s serial port baud rate is limited to five rates: 9600, 19200 (default), 38400, 57600, and
115200. Other IPMC serial port parameters such as number of data bits, parity, and number of stop
bits are fixed at 8 data bits, no parity, and 1 stop bit, respectively. The only settable parameter is
Baud Rate, which can be set and queried with a subset of the IPMI 1.5 commands Set Serial/
Modem Configuration and Get Serial/Modem Configuration. These commands require a Parameter
Selector code that determines which parameters will be set/queried. The only supported parameter
selector is 0x07 (IPMI Messaging Comm Settings). Any parameters that are set are saved in the
IPMC’s non-volatile memory and will be restored the next time the IPMC restarts.
Note that Flow Control and DTR Hang-up parameters have no effect on serial buffering. They
should be left at none and 0b respectively.
Table 37. Escape Sequences Not Buffered with Filter Enabled
Description PC ANSI Codes
Move cursor up 1 row ESC [ A
Move cursor down 1 row ESC [ B
Move cursor right 1 column ESC [ C
Move cursor left 1 column ESC [ D
Home ESC [ H
End ESC [ K
Clear Display Screen ESC [ 2 J
Set cursor position to row;col. ESC [ row;col H
Set Text Attributes ESC [x;y;z m

74 Technical Product Specification
Order #273817
Intel NetStructure® MPCBL0001 High Performance Single Board Computer
Contents
Table 38. Set Serial/Modem Configuration Command: Net Function=0Ch, Command=10h
Byte Data Field
Request Data
1
[7:4] – Reserved
[3:0] – Channel number
4h = Serial channel
2 Parameter Selector (Must be 07h)
3
[7:6] - Flow control (No affect on serial buffering)
00b = No flow control (Default)
01b = RTS/CTS flow control (hardware handshaking)
10b = XON/XOFF flow control
11b = Reserved
[5] - DTR hang-up (No affect on serial buffering)
[4:0] - Reserved
4
[7:4] - Reserved
[3:0] - 0-5h = Reserved
6h = 9600 bps
7h = 19.2 kbps (default)
8h = 38.4 kbps
9h = 57.6 kbps
Ah = 115.2 kbps
Bh-Fh = Reserved
Response Data 1Completion code

Technical Product Specification 75
Order #273817
Intel NetStructure® MPCBL0001 High Performance Single Board Computer
Contents
Setting the Super I/O’s serial port parameters varies as to which part of the operational sequence is
desired to be buffered: BIOS or system.
BIOS message buffering must be configured from the BIOS Setup screen that deals with Remote
Access. This is usually available from the Main BIOS Setup menu. The port must be set to COM2
and the Baud Rate and Flow Control must match what is sent to the IPMC via the Set Serial/
Modem Configuration command shown above.
System message buffering, such as Linux, requires that the system have a driver that can route
system messages to the COM2 port. For Linux, this port is usually /dev/ttyS1. Linux can be
configured to route the output of syslog to various places, including /dev/ttyS1, via the file /etc/
syslog.conf. Refer to the man page for syslog.conf for more details. Setting the operating
parameters of the serial port under Linux can be accomplished with the stty command (e.g., stty –F
/dev/ttyS1 19200). The serial port parameters should be configured in a startup script that the
system executes when it starts up. As with the BIOS description above, both the Baud Rate and
Flow Control parameters must match those set in the IPMC.
Table 39. Get Serial/Modem Configuration Command: Net Function=0Ch, Command=11h
Byte Data Field
Request Data
1
[7] - 0b = Get parameter
1b = Get parameter revision only
[6:4] - Reserved
[3:0] – Channel number
4h = Serial channel
2 Parameter selector (Must be 07h)
3 Set selector (Must be 00h)
4 Block selector (Must be 00h)
Response Data 1Completion code
2Parameter Revision (11h)
3
[7:6] - Flow control (No affect on serial buffering)
00b = No flow control
01b = RTS/CTS flow control (hardware handshake)
10b = XON/XOFF flow control
11b = Reserved
[5] - DTR hang-up (No affect on serial buffering))
[4:0] - Reserved
4
[7:4] - Reserved
[3:0] - 0-5h = Reserved
6h = 9600 bps
7h = 19.2 kbps (default)
8h = 38.4 kbps
9h = 57.6 kbps
Ah = 115.2 kbps
Bh-Fh = Reserved

76 Technical Product Specification
Order #273817
Intel NetStructure® MPCBL0001 High Performance Single Board Computer
Contents
3.16.1.2 Configuration of Buffering/Filtering
Configuration of the Serial Buffering and Filtering features is accomplished with Intel-specific
(OEM) IPMI commands: Set Serial Buffer Configuration and Get Serial Buffer Configuration. The
Set Serial Buffer Configuration command can enable/disable both filtering and buffering.
The lower seven bits of the first byte of the Set Serial Buffer Configuration command are reserved
and should be set to 0. If the most significant bit (80h) is set, then the buffer will be cleared when
the parameters are set.
The second data byte defines which parameters will change and what they will change to. Bits 4
and 5 are mask bits that enable the usage of bits 1 and 0 respectively. If 00h is the value of this byte,
then no changes in configuration will happen. Bit 0 is used to enable/disable filtering and bit 1 is
for enabling/disabling buffering. A 00h value can be used when clearing the buffer without
changing any parameters.
3.16.1.3 Reading Buffered Data
The buffer has the capability to hold approximately 2048 characters. The buffer is circular so that
when it fills, it will automatically start overwriting the oldest data first. This provides a “snapshot”
of the last 2048 characters written to the COM2 port.
Table 40. Set Serial Buffer Configuration Command: Net Function=30h, Command=32h
Byte Data Field
Request Data 1
[7] – 1b = Clear buffer
[6] – Reserved
[5] – 1b = Use value in [1] to enable/disable buffering
0b = Ignore setting in [1]
[4] – 1b = Use value in [0] to enable/disable filtering
0b = Ignore setting in [0]
[3:2] – Reserved
[1] –1b = Enable buffering if [5] == 1b
0b = Disable buffering if [5] == 1b
[0] –1b = Enable filtering if [4] == 1b
0b = Disable filtering if [4] == 1b
Response Data 1Completion code
Table 41. Get Serial Buffer Configuration Command: NetFn=30h, Cmd=31h
Byte Data Field
Response Data
1 Completion code
2
[7:2] – Reserved
[1] –1b = Buffering is enabled
0b = Buffering is disabled
[0] –1b = Filtering is enabled
0b = Filtering is disabled

Technical Product Specification 77
Order #273817
Intel NetStructure® MPCBL0001 High Performance Single Board Computer
Contents
There is an Intel-specific command to read back the buffer data in chunks of 16 bytes. This
command requires a 16 bit offset into the buffer from which to read. System software can invoke
this command several times in order to read the entire buffer. A buffer offset of 0 refers to the start
of the oldest data in the buffer and not necessarily the physical start of the buffer.
The most significant bit of the first data byte should be set if it is desired to clear the serial buffer
after reading the data. The second and third data bytes are the 16 bit offset into the buffer (LSB
first) in which to read the data.
The response data starts with a reserved byte with a value of 0 and a second byte that indicates the
number of bytes of data following (length). If no bytes are available at the given offset, the length
byte will be 0. The number of bytes returned will be the maximum that can be read at the given
offset up to a maximum of 16 (10h).
3.16.1.4 Examples
Here are some examples of using these commands from the CMM’s command line.
1. Set the Serial Port Baud Rate to 115200 and Flow Control to none on blade13:
cmmset –l blade13 –d ipmicommand –v “0x0c 0x10 0x00 0x07 0x00 0x0A”
2. Enable buffering with no filtering and clear the buffer on blade13:
cmmset –l blade13 –d ipmicommand –v “0x30 0x32 0xB2”
3. Get characters from offset 0x260 in the buffer on blade13:
cmmset –l blade13 –d ipmicommand –v “0x30 0x30 0x00 0x60 0x02”
4. Clear the serial buffer with no other changes on blade13:
cmmset –l blade13 –d ipmicommand –v “0x30 0x32 0x80”
Here is a sample standalone bash script for the CMM to read the contents of the serial buffer into a
file on the CMM. The blade number is passed on the command line. Note that this script is very
slow to upload the data but gives an example of the procedure.
#!/bin/bash
#-------------------------------------------------------------------
# Print Usage syntax and exit
#-------------------------------------------------------------------
Table 42. Get Serial Buffer Command: Net Function=30h, Command=30h
Byte Data Field
Request Data 1[7] – 1b = Clear buffer after reading
[6:0] - Reserved
2Character offset into buffer (LSB)
3Character offset into buffer (MSB)
Response Data 1Completion code
2
[7:5] - Reserved
[4:0] - 00h = No characters at the given offset
01h-10h = Number of characters returned in this response
4-n Buffer characters

78 Technical Product Specification
Order #273817
Intel NetStructure® MPCBL0001 High Performance Single Board Computer
Contents
function PrintUsage()
{
echo
echo "Usage: $0 location"
echo
echo "Where: location = the location to read from (i.e. blade3, blade13, etc)"
echo
echo "This program reads the entire Serial Buffer from the selected location"
echo "and saves it under file name: \'location\'.txt Ex: blade3.tx
t"
echo
exit 1
}
#
# Convert a decimal number 0-15 to a hex digit
#
function DecToHexNibble ()
{
case $1 in
10) echo a ;;
11) echo b ;;
12) echo c ;;
13) echo d ;;
14) echo e ;;
15) echo f ;;
*) echo $1;;
esac;
}
#
# Convert a decimal byte to hex digits
#
function DecToHex ()
{
echo "`DecToHexNibble $((($1&240)>>4))``DecToHexNibble $(($1&15))`"
}
#
# Output the ASCII characters whose decimal values are passed in as
# arguments.
# The first argument is the number of arguments to skip before
# converting.
#
function OutAscii ()
{
shift $(($1+1))
while [ ! -z "$1" ]; do
echo -en "\x`DecToHex $1`"
shift
done
}
#---- correct num of args passed? ----

Technical Product Specification 79
Order #273817
Intel NetStructure® MPCBL0001 High Performance Single Board Computer
Contents
if [ $# -ne 1 ]; then
PrintUsage
fi
LOC=$1 # Location to read from
SEL_FILENAME="$LOC.txt"
echo
echo "Serial Buffer from $LOC will be saved as $SEL_FILENAME"
echo
rm -f $SEL_FILENAME
declare val
OFFSET_LSB=0
OFFSET_MSB=0
TOTAL_BYTES=0
while true; do
# Read some bytes
val=(`cmmset -l $LOC -d ipmicommand -v "0x30 0x30 0 $OFFSET_LSB $OFFSET_MSB"`)
# If no bytes were read, it is an error
if [ "${#val}" -eq "0" ]; then
echo "Error accessing $LOC"
exit 1
elif [ "${val[0]}" -eq "0" ]; then
if [ "${val[1]}" -eq "0" ]; then
# No more bytes to read. Finished.
echo ""
echo "Read $TOTAL_BYTES bytes of Serial Buffer"
exit 0
fi
# Output a dot to show progress
echo -n "."
# Output the data bytes as ASCII characters
# skipping the first 2 bytes (comp code and length)
OutAscii 2 ${val[*]} >> $SEL_FILENAME
# Increment the offset bytes
lsb=$(( $OFFSET_LSB + ${val[1]} ))
OFFSET_MSB=$(( $OFFSET_MSB + ( $lsb / 256 ) ))
OFFSET_LSB=$(( $lsb % 256 ))
TOTAL_BYTES=$(( $TOTAL_BYTES + ${val[1]} ))
else
# Completion Code non-0.
echo
echo "Error: Completion Code `DecToHex ${val[0]}`h received"
exit 1
fi
done
echo
# ***** end of file *****

80 Technical Product Specification
Order #273817
Intel NetStructure® MPCBL0001 High Performance Single Board Computer
Contents
Connectors 4
Connectors along the rear edge of AdvancedTCA server blades are divided into three distinct
zones, as described in Section 2.3 of the PICMG 3.0 Specification.
•Zone 1 for system management and power distribution
•Zone 2 for data fabric
•Zone 3 for the rear transition module.
As shown in Figure 13, the MPCBL0001 includes several connectors to interface with application-
specific devices. Some of the connectors are available at the front panel.Each connector is
described briefly in Table 44 on page 83. A detailed description and pinout for each connector is
found in the following sections
Figure 13. MPCBL0001 SBC Connector Locations
B0907-03
PMC Connectors
IDE Connector
(J24)

Technical Product Specification 81
Order #273817
Intel NetStructure® MPCBL0001 High Performance Single Board Computer
Contents
Figure 14. MPCBL0001NXX SBC Front Panel
B0880-07
LAN A
LAN B
1 2
PMC
Out of Service LED
IDE Drive Activity
RESET
USB
COM
User Programmable LEDs
Network Link LEDs: L6
Ethernet Controller Port State: L5
Network Speed LED: L7
Network Speed LED: L8
Network Link LEDs: L2
Ethernet Controller Port State: L1
Network Speed LED: L3
Network Speed LED: L4
USB
Serial Port
Reset Switch
Health LEDs
Hotswap LED
Channel A
Channel B

82 Technical Product Specification
Order #273817
Intel NetStructure® MPCBL0001 High Performance Single Board Computer
Contents
Figure 15. MPCBL0001FXX SBC Front Panel
B3671-02
LAN A
B
A
1 2
LAN B
A
B
PMC
Out of Service LED
IDE Drive Activity
RESET
USB
COM
User Programmable LEDs
USB
Serial Port
Reset Switch
Health LEDs
Fibre Channel A Port
Fibre Channel B Port
Hotswap LED
Network Link LEDs: L6
Ethernet Controller Port State: L5
Network Speed LED: L7
Network Speed LED: L8
Network Link LEDs: L2
Ethernet Controller Port State: L1
Network Speed LED: L3
Network Speed LED: L4
Channel A
Channel B

Technical Product Specification 83
Order #273817
Intel NetStructure® MPCBL0001 High Performance Single Board Computer
Contents
Table 43. LED Descriptions
LED Description
OOS Out of Service, bicolor
Health, bicolor
IDE Drive Activity Lights when drive activity occurs.
FC1 Fibre Channel 1 Activity and Status bicolor
Yellow /Green
FC2 Fibre Channel 2 Activity and Status bicolor
Yellow / Green
Gigabit channel 1, Gigabit Linkup (Activity)
Port State / Link
Gigabit channel 1 Link 1000 (yellow)/Link 100 (Green)
Yellow /Green
Gigabit channel 2, Gigabit Linkup (Activity)
Port State / Link
Gigabit channel 2 Link 1000 (yellow) /Link 100 (Green)
Yellow / Green
User Programmable bicolor LEDs
Hot Swap LED
Table 44. Connector Assignments
Backplane
Connectors Description Details
P1 Mezzanine connector P1 2X30 SMT, 60 pin
P2 Mezzanine connector P2 2X30 SMT, 60 pin
P10 Positronic Power Connector 34 pin
P23 Data Transport Connector (Zone 2) Two 10/100/1000 Ethernet ports
Two 2 Gbit Fibre Channel ports
Front Panel
Connectors Description Details
J12 USB Connector USB Connector
J17 Serial Port Connector Serial Port Connector
J25, 26, 27 PMC Connectors PMC Connectors
J34, J35 Fibre Channel 1 (SFP1), Fibre Channel 2 (SFP2) SFP Receptacle

84 Technical Product Specification
Order #273817
Intel NetStructure® MPCBL0001 High Performance Single Board Computer
Contents
4.1 Backplane Connectors
4.1.1 Power Distribution Connector (Zone 1)
Zone 1 consists of P10, a 34-pin Positronic header connector that provides the following signals:
•Two -48 VDC power feeds (four signals each; eight signals total)
•Two IPMB ports (two signals each, four signals total)
•Geographic address (eight signals)
•5.55 Amperes are allocated to MPCBL0001 on the -48 VDC redundant power feeds. This is
equivalent to 200 Watts at the minimum input voltage (-36 VDC). The Zone 1 connector and
pin out is compatible with the backplane for Intel NetStructure® MPCHC0001 14U Shelf
Technical Product Specification.
Note: The analog test and ring voltage pins defined on P10 are left unconnected on MPCBL0001.
The connector used is Positronic part number VPB30W8M6200A1. Figure 16, “Power
Distribution Connector (Zone 1) P10” on page 84 shows the mechanical drawing of the connector.
The pin assignments are given in Figure 45, “Power Distribution Connector (Zone 1) P10 Pin
Assignments” on page 84.
Figure 16. Power Distribution Connector (Zone 1) P10
Table 45. Power Distribution Connector (Zone 1) P10 Pin Assignments
Pin # Signal Name Description Pin # Signal Name Description
1 Reserved No Connect 18 Unused No Connect
2 Reserved No Connect 19 Unused No Connect
3 Reserved No Connect 20 Unused No Connect
4 Reserved No Connect 21 Unused No Connect
5 GA0 Geographic Addr Bit 0 22 Unused No Connect
6 GA1 Geographic Addr Bit 1 23 Unused No Connect
7 GA2 Geographic Addr Bit 2 24 Unused No Connect
B0900-01
46.10
[1.815] MAX
4.10
[0.161] MAX
20.90
[0.823] MAX

Technical Product Specification 85
Order #273817
Intel NetStructure® MPCBL0001 High Performance Single Board Computer
Contents
4.1.2 Data Transport Connector (Zone 2)
Zone 2 consists of one 120-pin HM-Zd connector, labeled P23, with 40 differential pairs. This data
transport connector provides the following signals:
•Two 10/100/1000Base-T/TX Ethernet base fabric channels (four differential signal pairs each,
16 signals total).
•Two 2 Gbit Fibre Channel ports on the extended fabric (two differential signal pairs each, eight
signals total).
The connector used is AMP/Tyco part number 1469001-1, Intel part number A66621-001.
Figure 17, “Data Transport Connector (Zone 2) J23” on page 85 shows a face view of the
connector.
The following naming convention describes the signals on this connector. Signal direction is
defined from the perspective of MPCBL0001.
8 GA3 Geographic Addr Bit 3 25 EMI_GND EMI Chassis Ground
9 GA4 Geographic Addr Bit 4 26 LOGIC_GND Gnd Ref for Card Logic
10 GA5 Geographic Addr Bit 5 27 ENABLE_B Enb DC-DC conv, B Feed
11 GA6 Geographic Addr Bit 6 28 VRTN_A -48 V Return, Feed A
12 GA7/P Geo Adr Bit 7 (Odd Parity) 29 VRTN_B -48 V Return, Feed B
13 IPMB_CLK_A IPMB Bus A Clock 30 - 48 V_EARLY_A -48 V In, Feed A Precharge
14 IPMB_DAT_A IPMB Bus A Data 31 -48 V_EARLY_B -48 V In, Feed B Precharge
15 IPMB_CLK_B IPMB Bus B Clock 32 ENABLE_A Enb DC-DC conv, A Feed
16 IPMB_DAT_B IPMB Bus B Data 33 -48V_A -48 V Input, Feed A
17 Unused No Connect 34 -48V_B -48 V Input, Feed B
Table 45. Power Distribution Connector (Zone 1) P10 Pin Assignments
Figure 17. Data Transport Connector (Zone 2) J23
B0899-01
1
HG FE DC BA
HG FG DG BG
2
3
4
5
6
7
8
9
10

86 Technical Product Specification
Order #273817
Intel NetStructure® MPCBL0001 High Performance Single Board Computer
Contents
P[C]dxp where:
P = Prefix (B=Base Interface [Gigabit Ethernet], F= Fabric Interface [Fibre Channel])
C = Channel (1-2)
d = direction (Tx = Transmit, Rx = Receive)
x = port number (0-1)
Note: A port is two differential pairs, one Tx and one Rx
p = polarity (+, -)
The BG, DG, FG and HG (G for Ground) columns contain the ground shields for the four columns
of differential pairs. They have been omitted from the pin out tables below for simplification. All
pins in the BG, DG, FG and HG columns are connected to Logic Ground. The used base fabric
(Gigabit Ethernet) channels are shown in light gray while the used extended fabric (Fibre Channel)
ports appear in dark gray.
4.1.3 Alignment Blocks
The MPCBL0001 SBC implements the K1 and K2 alignment blocks at the top of Zone 2 and Zone
3, as required in section 2.4.4 of the PICMG 3.0 Specification. These are identified on the
silkscreen as GP1 and GP2. GP1 provides the PICMG 3.0-mandated keying value of 11, and is
either a Tyco* 1469373 or a Tyco 1469268 component (or equivalent). GP2 has a solid face and is
used to ensure that RTMs with protruding connectors are not plugged into the MPCBL0001 SBC
or vice versa; the component used for this is either a Tyco 1469374 or a Tyco 1469275-2 (or
equivalent).
Table 46. Data Transport Connector (Zone 2) P23 Pin Assignments
PinABCDEFGH
1 No Connect No Connect No Connect No Connect F[2]Tx0+ F[2]Tx0- F[2]Rx0+ F[2]Rx0-
2 No Connect No Connect No Connect No Connect No Connect No Connect No Connect No Connect
3 No Connect No Connect No Connect No Connect F[1]Tx0+ F[1]Tx0- F[1]Rx0+ F[1]Rx0-
4 No Connect No Connect No Connect No Connect No Connect No Connect No Connect No Connect
5B[1]Tx0+ B[1]Tx0- B[1]Rx0+ B[1]Rx0- B[1]Tx1+ B[1]Tx1- B[1]Rx1+ B[1]Rx1-
6B[2]Tx0+ B[2]Tx0- B[2]Rx0+ B[2]Rx0- B[2]Tx1+ B[2]Tx1- B[2]Rx1+ B[2]Rx1-
7 Reserved Reserved Reserved Reserved Reserved Reserved Reserved Reserved
8 Reserved Reserved Reserved Reserved Reserved Reserved Reserved Reserved
9 Reserved Reserved Reserved Reserved Reserved Reserved Reserved Reserved
10 Reserved Reserved Reserved Reserved Reserved Reserved Reserved Reserved

Technical Product Specification 87
Order #273817
Intel NetStructure® MPCBL0001 High Performance Single Board Computer
Contents
4.2 Front Panel Connectors
4.2.1 USB Connector (J12)
MOLEX part Number: 67329-0020
The MPCBL0001 SBC has one vertical USB connector that supports USB 1.1. USB connector JX
is available at the front panel, as shown in Figure 13, “MPCBL0001 SBC Connector Locations” on
page 80. The figure shows its position on the board. See Table 47, “USB Connector (J12) Pin
Assignments” on page 87 for pinout information.
4.2.2 Serial Port Connector (J17)
A single serial port interface is provided on the front edge of the card using an RJ-45 style shielded
connector. See Figure 13, “MPCBL0001 SBC Connector Locations” on page 80 for its position on
the board. The default connector is an 8-pin RJ-45.
MOLEX Part Number 43249-8919
Table 47. USB Connector (J12) Pin Assignments
USB CONNECTOR USB Connector (J12)
Pin # Signal Name
1+5V
2-DATA
3+DATA
4GND

88 Technical Product Specification
Order #273817
Intel NetStructure® MPCBL0001 High Performance Single Board Computer
Contents
Figure 18. Serial Port Connector (J17)
Table 48. Serial Port Connector (J17) Pin Assignments
Connector Pin
Number Serial Port Signal
1RTS
2DTR
3TXD
4GND
5GND
6RXD
7DSR
8CTS
B0902-01
.724 REF.
18.39t
Optional Side
Ground tabs
(2 places)
Optional Top Ground Tabs Shielded Modular Jack Assembly
molex
.120
3.05
.829
21.05
.427
10.85
.128
3.25
.120
3.05
REF.
.120
3.05 REF.
.512
13.00
REF.
(outside)

Technical Product Specification 89
Order #273817
Intel NetStructure® MPCBL0001 High Performance Single Board Computer
Contents
Figure 19. DB9 to RJ-45 Pin Translation

90 Technical Product Specification
Order #273817
Intel NetStructure® MPCBL0001 High Performance Single Board Computer
Contents
4.2.3 Fibre Channel Small Form-Factor Pluggable (SFP)
Receptacle (J34 and J35)
AMP part number: 1367073-1
The MPCBL0001 SBC has two SFP receptacles that support either the copper or fiber module
interface. Fibre Channel connector J34 and J35 are available at the front panel. See Figure 13,
“MPCBL0001 SBC Connector Locations” on page 80 for its position on the board. See Table 50,
“Fibre Channel SFP Pin Assignments” on page 91 for pinout information.
4.2.4 Fibre Channel SFP Optical Transceiver Module
Refer to the Intel NetStructure® MPCBL0001 Compatibility Report for a list of SFP optical
transceivers that have been validated. The report can be downloaded from
http://www.intel.com/design/network/products/cbp/atca/mpcbl0001.htm
Table 49. Fibre Channel SFP Copper Transceiver Module (AMP, J34, J35)
USFibre Channel Connector (J34) Pin Assignments Fibre Channel SFP Receptacle (J34, J35)
Fibre Channel CONNECTOR
Pin # Signal Name
1 Signal Ground
2 Transmitter Fault
3 Transmitter Disable Input
4 Module Definition 2
5 Module Definition 1
6 Module Definition 0
7 Rate Select (not implemented)
8 Loss of Signal
9 Signal Ground
10 Signal Ground
11 Signal Ground
12 Received Data Out Bar
13 Received Data Out
14 Signal Ground
15 Receiver Power Supply
16 Transmitter Power Supply
17 Signal Ground
18 Transmitter Data In
19 Transmitter Data In Bar
20 Signal Ground

Technical Product Specification 91
Order #273817
Intel NetStructure® MPCBL0001 High Performance Single Board Computer
Contents
4.2.5 PMC Connectors (J25, J26, J27)
There are three 64-pin connectors that make up the PMC card connection:
MOLEX Part Number: 71439-0864
These connectors and pinouts are defined by the following industry standard specifications:
•Draft Standard Physical and Environmental Layers for PCI Mezzanine Cards: PMC IEEE
(MMSC) P1386.1/Draft 2.3, October 9, 2000
•Draft Standard for a Common Mezzanine Card Family: CMC IEEE (MMSC) P1386/Draft 2.3,
October 9, 2000
The PMC slot is available at the front panel. See Figure 13, “MPCBL0001 SBC Connector
Locations” on page 80 for their positions on the board. Pin assignments are listed in Table 51,
“PMC Connector Pin Assignments - 32 Bit” on page 92 and Table 52, “PMC Connector Pin
Assignments - 64 Bit” on page 93.
Table 50. Fibre Channel SFP Pin Assignments
USFibre Channel Connector (J34, J35) Pin
Assignments Fibre Channel SFP Optical Transceiver Module
(J34, J35)
Fibre Channel CONNECTOR
Pin # Signal Name
1 Transmitter Ground
2 Transmitter Fault (not supported)
3 Transmitter disable
4 Module Definition 2
5 Module Definition 1
6 Module Definition 0
7 Rate Select
8 Loss of Signal Indication
9 Receiver Ground
10 Receiver Ground
11 Receiver Ground
12 Receiver Inverted DATA Out
13 Receiver Non-Inverted DATA Out
14 Receiver Ground
15 Receiver Power Supply
16 Transmitter Power Supply
17 Transmitter Ground
18 Transmitter Non-Inverted DATA In
19 Transmitter Inverted DATA In
20 Transmitter Ground

92 Technical Product Specification
Order #273817
Intel NetStructure® MPCBL0001 High Performance Single Board Computer
Contents
Table 51. PMC Connector Pin Assignments - 32 Bit
J25 32 Bit PCI J26 32 Bit PCI
Pin Signal Signal Pin Pin Signal Signal Pin
1 TCK -12V 2 1 +12V TRST# 2
3 Ground INTA# 4 3 TMS TDO 4
5 INTB# INTC# 6 5 TDI Ground 6
7 BUSMODE1# +5 V 8 7 Ground PCI-RSVD 8
9 INTD# PCI-RSVD 10 9 PCI-RSVD PCI-RSVD 10
11 Ground (n/c) 3.3 Vaux 12 11 BUSMODE2# +3.3 V 12
13 CLK Ground 14 13 RST# BUSMODE3# 14
15 Ground GNT[0]# 16 15 +3.3 V BUSMODE4# 16
17 REQ[0]# +5 V 18 17 PME# Ground 18
19 +3.3V (V I/O) AD[31] 20 19 AD[30] AD[29] 20
21 AD[28] AD[27] 22 21 Ground AD[26] 22
23 AD[25] Ground 24 23 AD[24] +3.3 V 24
25 Ground C/BE[3]# 26 25 IDSEL (AD17) AD[23] 26
27 AD[22] AD[21] 28 27 +3.3 V AD[20] 28
29 AD[19] +5 V 30 29 AD[18] Ground 30
31 +3.3V (V I/O) AD[17] 32 31 AD[16] C/BE[2]# 32
33 FRAME# Ground 34 33 Ground PMC-RSVD 34
35 Ground IRDY# 36 35 TRDY# +3.3 V 36
37 DEVSEL# +5 V 38 37 Ground STOP# 38
39 Ground LOCK# 40 39 PERR# Ground 40
41 PCI-RSVD PCI-RSVD 42 41 +3.3V SERR# 42
43 PAR Ground 44 43 C/BE[1]# Ground 44
45 +3.3 V (V I/O) AD[15] 46 45 AD[14] AD[13] 46
47 AD[12] AD[11] 48 47 M66EN AD[10] 48
49 AD[09] +5 V 50 49 AD[08] +3.3 V 50
51 Ground C/BE[0]# 52 51 AD[07] PMC-RSVD 52
53 AD[06] AD[05] 54 53 +3.3V PMC-RSVD 54
55 AD[04] Ground 56 55 PMC-RSVD Ground 56
57 +3.3 V (V I/O) AD[03] 58 57 PMC-RSVD PMC-RSVD 58
59 AD[02] AD[01] 60 59 Ground PMC-RSVD 60
61 AD[00] +5 V 62 61 ACK64# +3.3 V 62
63 Ground REQ64# 64 63 Ground PMC-RSVD 64

Technical Product Specification 93
Order #273817
Intel NetStructure® MPCBL0001 High Performance Single Board Computer
Contents
Table 52. PMC Connector Pin Assignments - 64 Bit
J27 64 Bit PCI
Pin Signal Signal Pin
1PCI-RSVD Ground 2
3 Ground C/BE[7]# 4
5 C/BE[6]# C/BE[5]# 6
7 C/BE[4]# Ground 8
9 +3.3 V (V I/O) PAR64 10
11 AD[63] AD[62] 12
13 AD[61] Ground 14
15 Ground AD[60] 16
17 AD[59] AD[58] 18
19 AD[57] Ground 20
21 +3.3 V (V I/O) AD[56] 22
23 AD[55] AD[54] 24
25 AD[53] Ground 26
27 Ground AD[52] 28
29 AD[51] AD[50] 30
31 AD[49] Ground 32
33 Ground AD[48] 34
35 AD[47] AD[46] 36
37 AD[45] Ground 38
39 +3.3 V (V I/O) AD[44] 40
41 AD[43] AD[42] 42
43 AD[41] Ground 44
45 Ground AD[40] 46
47 AD[39] AD[38] 48
49 AD[37] Ground 50
51 Ground AD[36] 52
53 AD[35] AD[34] 54
55 AD[33] Ground 56
57 +3.3 V (V I/O) AD[32] 58
59 PCI-RSVD PCI-RSVD 60
61 PCI-RSVD Ground 62
63 Ground PCI-RSVD 64

94 Technical Product Specification
Order #273817
Intel NetStructure® MPCBL0001 High Performance Single Board Computer
Contents
4.3 On-board Connectors
4.3.1 IDE Connector (J24)
Table 53. IDE Connector Pin Assignments
Pin # Signal Name Pin # Signal Name
1 Reset IDE 2 Ground
3 Host Data 7 4 Host Data 8
5 Host Data 6 6 Host Data 9
7 Host Data 5 8 Host Data 10
9 Host Data 4 10 Host Data 11
11 Host Data 3 12 Host Data 12
13 Host Data 2 14 Host Data 13
15 Host Data 1 16 Host Data 14
17 Host Data 0 18 Host Data 15
19 Ground 20 Key
21 DDRQ 22 Ground
23 I/O Write 24 Ground
25 I/O Read 26 Ground
27 IOC HRDY 28 Cable select pull-up
29 DDACK 30 Ground
31 IRQ 32 No Connect
33 Addr 1 34 GPIO_DMA66_Detect
35 Addr 0 36 Addr 2
37 Chip Select 1P (1S) 38 Chip Select 3P (3S)
39 Activity 40 Ground
41 IDE LED (DS1) 42 +5V

Technical Product Specification 95
Order #273817
Intel NetStructure® MPCBL0001 High Performance Single Board Computer
Contents
Addressing 5
5.1 Configuration Registers
5.1.1 Configuration Address Register MCH CONFIG_ADDRESS
I/O Address: 0x0CF8 Accessed as a Dword
Default Value: 0x00000000
Access: Read/Write
Size: 32 bits
CONFIG_ADDRESS is a 32-bit I/O register that can be accessed only as a Dword. A byte or word
reference passes through the Configuration Address Register and hub link interface HI_A onto the
PCI_A bus as an I/O cycle. The CONFIG_ADDRESS register contains the Bus Number, Device
Number, Function Number, and Register Number for which a subsequent PCI configuration access
is intended. This register is defined by the PCI Bus Specification.
5.1.2 Configuration Data Register MCH CONFIG_ADDRESS
I/O Address: 0x0CFC
Default Value: 0x0000000
Access: Read/Write
Size: 32 bits
Table 54. Configuration Address Register Bit Assignments
Bit 31 30 24 23 16 15 11 10 8 7 2 1 0
0R 0 0 0 0 R Default
Bit Description
31 Configuration Enable (CFGE): When this bit is set to 1, accesses to the PCI configuration space
are enabled. When this bit is reset to 0, accesses to the PCI configuration space are disabled.
30:24 Reserved (These bits are read only and have a value of 0).
23:16 Bus Number: Contains the bus number being targeted by the configuration cycle.
15:11 Device Number: Selects one of the 32 possible devices per bus.
10:8 Function Number: Selects one of eight possible functions within a device.
7:2
Register Number: This field selects one register within a particular bus, device, and function as
specified by the other fields in the Configuration Address Register. This field is mapped to A[7:2]
during HI_A-D configuration cycles.
1:0 Reserved.

96 Technical Product Specification
Order #273817
Intel NetStructure® MPCBL0001 High Performance Single Board Computer
Contents
CONFIG_DATA is a 32-bit read/write window into the PCI configuration space. The portion of
configuration space that is referenced by CONFIG_DATA is determined by the contents of
CONFIG_ADDRESS.
5.2 I/O Address Assignments
I/O port addresses are divided among the on-board devices.These devices include:
•ICH3
•ISP2312 Fibre Channel controller
•82546 Ethernet controller
•SMSC LPC47B272 SIO
•MCH
•IPMC
Please refer to the respective device specifications for specific I/O address usage.
The MCH uses only I/O ports 0xCF8 and 0xCFC for PCI configuration cycle generation. These
registers were shown in Section 5.1.1 and Section 5.1.2. The P64H2 forwards applicable I/O
transactions to its attached PCI buses. The ISP2312 may be programmed to map its 256-byte bank
of registers to memory and/or I/O space.
Table 56 lists document references to I/O descriptions. Please refer to Appendix A, “Reference
Documents” for a list of the referenced documents and their complete titles, revisions, and
document numbers.
Table 55. Configuration Data Register Bit Assignments
Bit Description
31:0
Configuration Data Window (CDW): If bit 31 of CONFIG_ADDRESS is set to 1, any I/O access to
the CONFIG_DATA register is mapped to configuration space pointed to by the contents of
CONFIG_ADDRESS.
Table 56. I/O Address Cross-References
Device Document Title/Number Section/Page/Table
ICH3 ICH3 EDS Section 7.3, Table A2 and A3
MCH E7501 MCH EDS Section 4.3.5 and 4.3.6
ISP2312 ISP2312 Design Guide Section 6.6.9 and 6.7
LPC47B272 LPC47B27x Datasheet (Throughout datasheet)
IPMC Intel IPMC EDS Section 4.3.7
82546 Developer’s Manual, OR2941 Section 3.1.1.4

Technical Product Specification 97
Order #273817
Intel NetStructure® MPCBL0001 High Performance Single Board Computer
Contents
5.3 Memory Map
NOTE: The OS may need to be recompiled to support memory above 4 Gbytes.
The Firmware Hub(s) also appears at the aliased address of (4 Gbyte – 4 Mbyte).
The MCH provides the capability to reclaim the physical memory overlapped by memory-mapped
I/O devices, BIOS, and I/O APICs that reside just below 4 Gbytes. This memory may be remapped
to physical memory at the address defined by the TOLM register.
Table 57. Memory Map
Memory Device Address Size
Top of addressable memory 0xFFFF_FFFF --
Firmware Hub Devices (x2) 0xFFE0_0000 Up to 16 Mbit
-- Firmware Hub Device 0 0xFFF0_0000 8 Mbit/1 MB
-- Firmware Hub Device 1 0xFFE0_0000 8 Mbit/1 MB
. . .
HI-B P64H2 IOAPIC B 0xFEC0_4000 256 bytes
HI-B P64H2 IOAPIC A 0xFEC0_3000 256 bytes
HI-C P64H2 IOAPIC B 0xFEC0_2000 256 bytes
HI-C P64H2 IOAPIC A 0xFEC0_1000 256 bytes
ICH3 IOAPIC 0xFEC0_0000 256 bytes
Top of main memory … <system dependent>
Top of Low Memory <system dependent>
TEM-TSEG
0100_0000 16 MB
00F0_0000 15 MB
0010_0000 1 MB
FWH1 0/1 0xE_0000 128 KB
(PCI option ROMs, top-down
allocations)
0xA_0000
Main memory 0x0_0000 Up to 4 GB

98 Technical Product Specification
Order #273817
Intel NetStructure® MPCBL0001 High Performance Single Board Computer
Contents
5.4 IPMC Addresses
The IPMC supports 6 I2C/SMB buses. IPMC buses 0 and 1 provide redundant IPMB connections.
The ADM1026 device is connected to SMBus 3 and provides voltage measurement capability and
additional board configuration status.
Table 58. SMBus Addresses
8-bit Address (W/R) SMBus Description
5C/5D 3 ADM1026
A8/A9 3 SEL EEPROM

Technical Product Specification 99
Order #273817
Intel NetStructure® MPCBL0001 High Performance Single Board Computer
Contents
Specifications 6
This chapter defines the MPCBL0001 operating and nonoperating environments. It also documents
the procedures followed to determine the reliability of MPCBL0001.
6.1 Mechanical Specifications
6.1.1 Board Outline
Figure 20 and Figure 21 are annotated illustrations of the MPCBL0001 SBC showing the locations
of major components. The board dimensions are 280 mm x 322.25 mm. The board pitch is 1.2”
(30.48 mm).
Figure 20 is applicable to the following SKU and TA numbers:
•MPCBL0001F04 with TA number C55360-011 or below.
•MPCBL0001N04 with TA number C13354-010 or below.
Figure 21 is applicable to the following SKU and TA numbers:
•MPCBL0001F04 with TA number C55360-014 or below.
•MPCBL0001N04 with TA number C13354-013 or below.

100 Technical Product Specification
Order #273817
Intel NetStructure® MPCBL0001 High Performance Single Board Computer
Contents
NOTE: MAC Address 2 is an incremental value of MAC Address 1.
Figure 20. Component Layout (#1)
B3215-03
322.25 mm
350.93 mm
280 mm
IDE Connector
(J24)
PMC Connectors
J16 DIMMs
J18 Fibre Channel
Bar code: MAC Address 1
Bar code: PBA number for
the board
P10
MCH
Gigabit
Ethernet
J23
GP1
GP2
Intel
®
Xeon
™
Processor
Intel
®
Xeon
™
Processor

Technical Product Specification 101
Order #273817
Intel NetStructure® MPCBL0001 High Performance Single Board Computer
Contents
Components Illustrated Above:
A - IDE connector (J24)
B - Power mezzanine card + cover
C - PMC connectors
D - Barcode: serial number + PBA version number
E - DIMM banks
F - EMI filter mezzanine
G - Barcode: MAC Address 1 (Note: MAC Address 2 is an incremental value of MAC Address 1. This MAC
Address labeling applies to boards with TA# C13354-015 and C55360-016 (or below).)
Figure 21. Component Layout (#2)
AB
C
DEF
G
MCH
Ethernet
Controller
Fibre Channel
Controller
Intel® LV XeonTM
2.0 GHz
Intel® LV XeonTM
2.0 GHz
P 10
J 23
GP 1
GP 2
280 mm
322.25 mm
350.93 mm

102 Technical Product Specification
Order #273817
Intel NetStructure® MPCBL0001 High Performance Single Board Computer
Contents
6.1.2 Backing Plate
The MPCBL0001 SBC has a rugged metal backing plate that forms a single-piece face plate. This
backing plate is made of 1.2 mm (0.048") steel which has been zinc post-plated to resist corrosion
and rust. The solid backing plate provides PCB stiffening, enhanced EMI protection from adjacent
boards, and protection during flame tests. The backing plate improves serviceability by making the
SBC more durable.
Four holes are provided in the bottom of the backing plate for mounting an optional hard drive in
the provided hard drive carrier (with the included M3 screws). Four additional holes are provided
for securing an optional PMC through the front or rear standard mounting positions.
Caution: Removing the backing plate can damage the components on the board and may void the warranty.
No user-serviceable parts are available under the PCB. Do not remove the face plate/backing plate.
6.1.3 Component Height
Figure 22 on page 103 and Figure 23 on page 104 detail maximum component heights on both the
primary and secondary sides of the MPCBL0001 SBC.

Technical Product Specification 103
Order #273817
Intel NetStructure® MPCBL0001 High Performance Single Board Computer
Contents
Figure 22. Front Panel Dimensions – FC SKU (PMC and Connectors)

104 Technical Product Specification
Order #273817
Intel NetStructure® MPCBL0001 High Performance Single Board Computer
Contents
Figure 23. Front Panel Dimensions – FC SKU (Screws and LEDs)

Technical Product Specification 105
Order #273817
Intel NetStructure® MPCBL0001 High Performance Single Board Computer
Contents
Figure 24. Front Panel Dimensions – Non FC SKU (PMC and Connectors)

106 Technical Product Specification
Order #273817
Intel NetStructure® MPCBL0001 High Performance Single Board Computer
Contents
Figure 25. Front Panel Dimensions – Non-FC SKU (Screws and LED)

Technical Product Specification 107
Order #273817
Intel NetStructure® MPCBL0001 High Performance Single Board Computer
Contents
6.2 Environmental Specifications
The MPCBL0001 SBC meets the board-level specifications as specified in the Intel Environmental
Standards Handbook – Telco Specification Document No. A78805-01. The test methodology is a
combination of Intel and NEBs test requirements with the intent that the product will pass pure
system-level NEBs testing. Intel will not be completing NEBs testing on the SBC. The following
table summarizes environmental limits, both operating and nonoperating.
6.3 Reliability Specifications
6.3.1 Mean Time Between Failure (MTBF) Specifications
Calculation Type: MTBF/FIT Rate
Standard: Telcordia Standard SR-332 Issue 1
Methods: Method I, Case I, Quality Level II
The calculation results were generated using the references and assumptions listed. This report and
its associated calculations supersede all other released MTBF and Failure in Time (FIT)
calculations of earlier report dates. The reported failure rates do not represent catastrophic failure.
Catastrophic failure rates will vary based on application environment and features critical to the
intended function.
Note: Incorporating an optional IDE Hard-disk Drive (HDD) will significantly impact the Reliability
Specifications.
Table 59. Environmental Specifications
Parameter Conditions Detailed Specification
Temperature
(Ambient)
Operating (normal) 5 to 40° C
Operating (short term) -5 to 55° C
Storage -40 to 70° C
Airflow Operating 300 linear feet per minute (LFM) minimum
Humidity Operating 10-85% noncondensing
Storage 10-95% noncondensing
Unpackaged Vibration Operating 5 Hz @ 0.01 g2/Hz to 20 Hz @ 0.02g2/Hz (slope up)
20 Hz to 500 Hz @ 0.02 g2/Hz (flat)
Input acceleration = 3.13 gRMS
Storage Not specified in current bluebook.
Shock Unpackaged 50 g
Table 60. Reliability Estimate Data
Failure Rate (FIT) 8,000 Failures in 109 hours
MTBF 125,000 Hours

108 Technical Product Specification
Order #273817
Intel NetStructure® MPCBL0001 High Performance Single Board Computer
Contents
6.3.1.1 Environmental Assumptions
•Failure rates are based on a 40° C ambient temperature.
•Applied component stress levels are 50 percent (voltage, current, and/or power).
•Ground, fixed, controlled environment with an environmental adjustment factor equal to 1.0.
6.3.1.2 General Assumptions
•Component failure rates are constant.
•Board-to-system interconnects included within estimates.
•Non-electrical components (screws, mechanical latches, labels, covers, etc.) are not included
within estimations.
•Printed circuit board is considered to have a 0 FIT rate.
6.3.1.3 General Notes
•Method I, Case I = Based on parts count. Equipment failure is estimated by totaling device
failures rates and quantities used.
•Quality Level II = Devices purchased to specifications, qualified devices, vendor lot-to-lot
controls for AQLs and DPMs.
•Where available, direct component supplier predictions or actual FIT rates have been used.
•The SBC MTBF does not include addition of the 2.5” HDD. The product MTBF could be
significantly impacted by adding a HDD. Please contact the HDD manufacturer for specific
component and relevant operational MTBF information.
6.3.2 Power Consumption
The power consumed by the Intel NetStructure® MPCBL0001 High Performance Single Board
Computer SBC is dependent on the type and speed of processors used and the amount of memory
installed. Table 61, “Total Measured Power” on page 108 is based on the use of two Low Voltage
Intel® Xeon™ processors. Typical values were obtained by running the Windows* 2000*-based
application “Drive Reaper” against networked shared drives. “Max” values were obtained by
running Intel's DOS* based “Maxpower” utility, version 6.0.
Note: A TriEMS card was installed for all power management tests. The TriEMS dissipates 550 mW
typical.
Note: A TriEMS card was installed for all power management tests. The TriEMS dissipates 550 mW
typical. The power level that was sent to the shelf manager at M3 state is 152W. 10W margin from
the maximum power was an allowance for different model of PMC and DIMMs module.
Table 61. Total Measured Power
Memory Dual 2.0 GHz (400 Mhz FSB)
8GByte (Four 2-GByte DIMMs) Typical power = 127 W
Max power = 142 W

Technical Product Specification 109
Order #273817
Intel NetStructure® MPCBL0001 High Performance Single Board Computer
Contents
6.3.3 Cooling Requirements
The Intel NetStructure® MPCBL0001 High Performance Single Board Computer SBC should be
installed vertically in a chassis, with bottom-to-top airflow. Airflow is expected to be evenly
distributed across the bottom edge of the installed MPCBL0001 blade and maintain at least 300
LFM average airflow.
Most components on the MPCBL0001 blade are specified to operate with a localized ambient
temperature up to 70° C and do not require heat sinks. The MPCBL0001 blade uses two custom
heat sinks, one per processor (see Figure 26, “Low Voltage Intel® Xeon™ Processor Heatsink” on
page 109.) The rate of airflow specified above is critical to ensuring that the blade operates as
designed.
6.4 Board Layer Specifications
Material: TG180 FR4
Layers: 14
Copper:
•Outer layers 1 and 14 are 1 oz copper
•Middle planes 7 & 8 are 2 oz copper
•All others are 1 oz copper.
6.5 Weight
The weight of the baseboard (N04 and F04) is 3.0645 kg (6.75 lbs.) without any packaging
materials.
Figure 26. Low Voltage Intel® Xeon™ Processor Heatsink
B0903-01

110 Technical Product Specification
Order #273817
Intel NetStructure® MPCBL0001 High Performance Single Board Computer
Contents
BIOS Features 7
7.1 Introduction
The Intel NetStructure® MPCBL0001 High Performance Single Board Computer SBC uses an
Intel/AMI BIOS, which is stored in flash memory and updated using a disk-based program. In
addition to the BIOS and BIOS setup program, the flash memory contains POST and Plug and Play
support.
The BIOS displays a message during POST identifying the type of BIOS and a revision code. Refer
to the specification update for the latest default settings.
7.2 BIOS Flash Memory Organization
MPCBL0001 contains two Firm Ware Hub (FWH) devices (see Figure 1, “Block Diagram” on
page 17). The first one is the Primary FWH, which holds the BIOS code that executes during
POST. The second is the Backup FWH, which recovers the system when the Primary FWH is
corrupted. The N82802AC FWH includes an 8 Mbit (1024 KByte) symmetrical flash memory
device. Internally, the device is grouped into sixteen 64-KByte blocks that are individually
erasable, lockable, and unlockable.
7.3 Complementary Metal-Oxide Semiconductor
(CMOS)
CMOS RAM is a nonvolatile storage that stores data needed by the BIOS. The data consists of
certain onboard configurable settings, including time and date. CMOS resides in the ICH3 and is
powered by the Supercap when the blade is power off. The settings in the BIOS setup menu are
stored in the CMOS RAM and are often called CMOS settings.
7.3.1 Copying and Saving CMOS Settings
The BIOS/CMOS flash update utility (flashlnx or flashdos) loads a fresh copy of the BIOS into
flash ROM. It has the capability to save the CMOS settings from the MPCBL0001 SBC. The
CMOS settings file can be copied to a file. This file can be saved in a directory specified by the
user. The filename also can be specified by user, such as CMOS.BIN.
With the BIOS/CMOS flash utility and CMOS.bin file, user is able to copy CMOS settings to
another MPCBL0001 SBC, thus minimizing the effort to reconfigure the preferred CMOS settings
across all boards.
This BIOS/CMOS flash utility that is designed to run under MontaVista* Carrier Grade Linux* 3.0
should be on the local hard disk of the MPCBL0001. Any user who is able to communicate with
the MPCBL0001 via Telnet would be able to execute to copy and save the CMOS remotely.

Technical Product Specification 111
Order #273817
Intel NetStructure® MPCBL0001 High Performance Single Board Computer
Contents
The utility is part of the BIOS release package and can be downloaded from the Intel web site at
http://www.intel.com/design/network/products/cbp/software/bios/mpcbl0001.htm. Refer to
Chapter 10, “Operating the Unit,” for more information.
7.4 Redundant BIOS Functionality
MPCBL0001 hardware has two flash banks for BIOS where redundant copies are stored. BIOS
bank selection logic is connected to the IPMC, and the IPMC firmware allows selection of the
BIOS bank.
By default, firmware selects BIOS bank 0. BIOS executes code off this flash and performs
checksum validation of its operational code. This checksum occurs in the boot block of the BIOS.
If the boot block detects a checksum failure in the remainder of the BIOS, it notifies the IPMC of
the failure. In case of failure, the IPMC firmware:
1. Asserts the RESET pin on the processor.
2. Switches the flash bank.
3. Deasserts the RESET pin on the processor, allowing BIOS to execute off the second flash
bank.
7.5 System Management BIOS (SMBIOS)
SMBIOS is a Desktop Management Interface-compliant method for managing computers in a
managed network.
The main component of SMBIOS is the management information format database, which contains
information about the computing system and its components. Using SMBIOS, a system
administrator can obtain the following information for system components:
•System types.
•Capabilities.
•Operational status.
•Installation dates.
The management information format database defines the data and provides the method for
accessing this information. The BIOS enables applications such as third-party management
software to use SMBIOS. The BIOS stores and reports the following SMBIOS information:
•BIOS data, such as the BIOS revision level.
•Fixed-system data, such as peripherals, serial numbers, and asset tags.
•Resource data, such as memory size, cache size, and processor speed.
Non-Plug and Play operating systems, such as Linux or Windows NT*, require an additional
interface for obtaining the SMBIOS information. The BIOS supports an SMBIOS table interface
for such operating systems. Using this support, an SMBIOS service-level application running on a
non-Plug and Play operating system can obtain the SMBIOS information.

112 Technical Product Specification
Order #273817
Intel NetStructure® MPCBL0001 High Performance Single Board Computer
Contents
7.6 Legacy USB Support
Legacy USB support enables USB devices such as keyboards, mice, and hubs to be used even
when the operating system’s USB drivers are not yet available. Legacy USB support is used to
access the BIOS Setup program and install an operating system that supports USB. Legacy USB
support is set to Enabled by default.
Note: Legacy USB support is for keyboards, mice and hubs only. Other USB devices are not supported in
legacy mode except bootable devices like CD-ROM drives and floppy disk drives.
Legacy USB support operates as follows:
1. When you apply power to the computer, legacy support is disabled.
2. POST begins.
3. Legacy USB support is enabled by the BIOS, allowing you to use a USB keyboard.
4. POST completes.
5. The operating system loads. USB keyboards and mice are recognized and may be used to
configure the operating system. Keyboards and mice are not recognized during this period if
Legacy USB support was set to Disabled in the BIOS Setup program.
6. After the operating system loads the USB drivers, all legacy and non-legacy USB devices are
recognized by the operating system. Legacy USB support from the BIOS is no longer used.
To install an operating system that supports USB, verify that Legacy USB support in the BIOS
Setup program is set to Enabled and follow the operating system’s installation instructions.
7.7 BIOS Updates
The BIOS can be updated using either of the following utilities, which are available on the Intel
Web site:
•Intel® Linux* BIOS Update utility, which enables automated updating while in the Linux
environment. Using this utility, the BIOS can be updated from:
— A file on a hard disk
— 1.44 MByte diskette
—CD-ROM
— The file location on the Web
•Intel® DOS* BIOS Update utility, which enables automated updating while in the DOS
environment.
Both utilities support the following BIOS maintenance functions:
•Updating the main BIOS.
•Verifying that the updated BIOS matches the target system to prevent accidentally installing an
incompatible BIOS.
Refer to Section 10.2, “BIOS Image Updates” on page 143 for a complete upgrade procedure.
Note: Review the instructions distributed with the upgrade utility before attempting a BIOS update.

Technical Product Specification 113
Order #273817
Intel NetStructure® MPCBL0001 High Performance Single Board Computer
Contents
7.7.1 Language Support
English is the only supported language.
7.8 Recovering BIOS Data
Some types of failure can destroy the BIOS. For example, the data can be lost if a power outage
occurs while the BIOS is being updated in flash memory. The BIOS can be recovered from Backup
BIOS. Recovery mode is active when BIOS checksum fails and notifies the IPMC to failover to the
backup BIOS.
7.9 Boot Options
In the BIOS Setup program, the user can choose to boot from available boot devices, with each
boot device having options for removable media, CD-ROM, hard drive, IBA2, or IBA1. In every
POST, the BIOS detects all available boot devices, then displays them on the boot order screen,
with the exception of the IBA, which displays even if the LAN cable is not connected.
The default settings are:
•1st Boot Device: removable media
•2nd Boot Device: CD-ROM
•3rd Boot Device: hard drive
•4th Boot Device: IBA2 - Intel® Boot Agent (IBA) 2
•5th Boot Device: IBA1 - Intel® Boot Agent (IBA) 1
7.9.1 CD-ROM and Network Boot
Booting from CD-ROM is supported in compliance with the El Torito bootable CD-ROM format
specification. Under the Boot menu in the BIOS Setup program, USB CD-ROM is listed as a boot
device (removable media). Boot devices are defined in priority order.
Accordingly, if there is not a bootable CD in the CD-ROM drive, the system attempts to boot from
the next defined drive.
The network can be selected as a boot device. This Intel® Boot Agent (IBA) selection allows
booting from the onboard LANs if connected to a network. Typically, MPCBL0001's Gigabit
Ethernet is routed through the AdvancedTCA backplane to the front panel of an AdvancedTCA
switch, which is then connected to a LAN.
7.9.2 Booting without Attached Devices
For use in embedded applications, the BIOS has been designed so that after passing the POST, the
operating system loader is invoked even if the video adapter (via PMC), keyboard, or mouse are
not present:

114 Technical Product Specification
Order #273817
Intel NetStructure® MPCBL0001 High Performance Single Board Computer
Contents
7.10 Fast Booting Systems
7.10.1 Quick Boot
Use of the following BIOS Setup program settings reduces the POST execution time.
In the Boot Menu:
•Disable Option—ROM(s) if the user configuration does not use IBA(PXE) boot, or there is no
Fibre Channel drive in the system.
•Disable Quiet Boot eliminates display of the logo splash screen. This could save several
seconds of painting complex graphic images and changing video modes.
•Enable Quick Boot bypasses memory count and the search for a removable drive.
Note: It is possible to optimize the boot process to the point where the system boots so quickly that the
Intel logo screen (or a custom logo splash screen, if implemented) is be seen. Monitors and hard
disk drives with minimum initialization times can also contribute to a boot time that might be so
fast that necessary logo screens and POST messages cannot be seen.
Note: This boot time may be so fast that some drives might be not be initialized at all. If this occurs, it is
possible to introduce a programmable delay ranging from 3 to 30 seconds using the BIOS Setup
program, IDE Configuration Submenu, Advanced Menu, IEDE Detect Time Out feature.
7.11 BIOS Security Features
The BIOS includes security features that restrict access to the BIOS Setup program and booting the
computer. A supervisor password and a user password can be set for the BIOS Setup program and
for booting the computer, with the following restrictions:
•The supervisor password gives unrestricted access to view and change all the Setup options in
the BIOS Setup program. This is the supervisor mode.
•The user password gives restricted access to view and change Setup options in the BIOS Setup
program. This is the user mode.
•If only the supervisor password is set, pressing the <Enter> key at the password prompt of the
BIOS Setup program allows the user restricted access to Setup.
•If both the supervisor and user passwords are set, users can enter either the supervisor
password or the user password to access Setup. Users have access to Setup respective to which
password is entered.
•Setting the user password restricts who can boot the computer. The password prompt is
displayed before the computer is booted. If only the supervisor password is set, the computer
boots without asking for a password. If both passwords are set, the user can enter either
password to boot the computer.
The table below shows the effects of setting the supervisor password and user password. This table
is for reference only and is not displayed on the screen.

Technical Product Specification 115
Order #273817
Intel NetStructure® MPCBL0001 High Performance Single Board Computer
Contents
7.12 Remote Access Configuration
Remote access using serial console redirection allows users to monitor the MPCBL0001 boot
process and run the MPCBL0001 BIOS setup from a remote serial terminal. Connection is made
directly through a serial port.
The console redirection feature is useful in cases where it is necessary to communicate with a
processor board in an embedded application without video support.
Table 63 shows the escape code sequences that may be useful for things like BIOS Setup if
function keys cannot be directly sent from a terminal application:
Table 62. Supervisor and User Password Functions
Password Set Supervisor Mode User Mode Password to
Enter Setup Password During Boot
None Any user can
change all options
Any user can
change all options
None None
Supervisor and
user
Can change all
options
Based on user
access level: No
Access, View Only,
Limited, Full Access
Supervisor or
user
If password check option is
set to Setup then no
password required. Otherwise
requires either supervisor or
user password.
Supervisor only Can change all
options
Based on user
access level: No
Access, View Only,
Limited, Full Access.
Supervisor (for
supervisor
mode) or enter
only (for user
mode)
If password check option is
set to Setup then no
password required. Otherwise
requires either supervisor
password or enter only.
User only Can't get into
supervisor mode
until user pass-
word is cleared.
Can change all
options
User If password check option is
set to Setup then no
password required. Otherwise
requires user password.
Table 63. Function Key Escape Code Equivalents
Key Escape Sequence Note
F1 ESC OP
F2 ESC OQ
F3 ESC OR
F4 ESC OS To enter BIOS Setup
F5 ESC OT
F6 ESC OU
F7 ESC OV
F8 ESC OW
F9 ESC OX
F10 ESC OY To save and exit Setup
F11 ESC OZ
F12 ESC OI PXE boot

116 Technical Product Specification
Order #273817
Intel NetStructure® MPCBL0001 High Performance Single Board Computer
Contents
BIOS Setup 8
8.1 Introduction
The BIOS Setup program can be used to view and change the BIOS settings for the computer. The
BIOS Setup program is accessed by pressing the <F2> key after the Power-On Self-Test (POST)
begins and before the operating system boot begins. Table 64 lists the BIOS Setup program menu
features.
Table 65 lists the function keys available for menu screens.
8.2 Main Menu
To access this menu, select Main on the menu bar at the top of the screen.
Table 66 describes the Main menu. This menu reports processor and memory information and is
used for configuring the system date and system time.
Table 64. BIOS Setup Program Menu Bar
Main Advanced Boot Security Exit
Allocates resources
for hardware
components
Configures advanced
features available
through the chipset
Selects boot
options and power
supply controls
Sets passwords
and security
features
Saves or discards
changes to Setup
program options
Table 65. BIOS Setup Program Function Keys
BIOS Setup Program
Function Key Description
<←> or <→> Selects a different menu screen (moves the cursor left or right).
<↑> or <↓> Selects an item (moves the cursor up or down).
<Tab> Selects a field (not implemented).
<Enter> Executes command or selects the submenu.
<F9> Loads the default configuration values for the current menu.
<F10> Saves the current values and exits the BIOS Setup program.
<Esc> Exits the menu.
Main Advanced Boot Security Exit

Technical Product Specification 117
Order #273817
Intel NetStructure® MPCBL0001 High Performance Single Board Computer
Contents
8.3 Advanced Menu
To access this menu, select Advanced on the menu bar at the top of the screen.
Under the Advanced Menu, the following warning message appears:
WARNING: Setting the wrong values in the sections that follow may cause the system to
malfunction.
This is a warning message to users to not modify the settings unless they are familiar with the
items. To restore factory defaults, go to "Exit > Load Optimal Defaults".
Table 66. Main Menu
Feature Options Description
BIOS ID
AMIBIOS Version
Build Date
ID
Displays the BIOS ID.
Processor
Type
Speed
Count
Reports processor type, speed, CPUID and L2 Cache size.
System Memory Size Size Displays system memory size.
System Time Hour, minute, and
second Specifies the current time.
System Date Day of week
Month/day/year Specifies the current date.
Main Advanced Boot Security Exit
CPU Configuration
IDE Configuration
SuperIO Configuration
ACPI Configuration
System Management Configuration
Event Logging Configuration
Fibre Channel Routing (PICMG)
Remote Access Configuration
USB Configuration
PCI Configuration

118 Technical Product Specification
Order #273817
Intel NetStructure® MPCBL0001 High Performance Single Board Computer
Contents
Table 67 describes the Advanced menu. This menu sets advanced features that are available
through the chipset.
8.3.1 CPU Configuration Submenu
To access this submenu, select Advanced on the menu bar, then CPU Configuration.
Table 67. Advanced Menu
Feature Options Description
CPU Configuration Select to display
submenu
Display CPU details, Enable/Disable Hyper-Threading
Technology†.
IDE Configuration Select to display
submenu Display the primary IDE master and primary IDE slave drive.
SuperIO Configuration Select to display
submenu Set the serial port 1 & 21 address/interrupt.
ACPI Configuration Select to display
submenu
Enable/Disable ACPI support for OS, Enable/Disable
additional ACPI 2.0 tables.
System Management
Configuration
Select to display
submenu
Display FRU board and product information, Display BMC
device and FW information.
Event Logging
Configuration
Select to display
submenu Enable/Disable error logging.
Fibre Channel Routing
(PICMG)
Select to display
submenu Select Fibre Channel connections.
Remote Access
Configuration
Select to display
submenu
Set remote access type, select serial port1, set serial port
settings, Enable/Disable redirection after booting to DOS.
USB Configuration Select to display
submenu Enable/Disable USB devices.
PCI Configuration Select to display
submenu Enable/Disable onboard Fibre Channel option.
NOTE:
1. Only available under BIOS version P06-0019 and above.
Main Advanced Boot Security Exit
CPU Configuration
Manufacturer
Brand String
Frequency
HyperThreading

Technical Product Specification 119
Order #273817
Intel NetStructure® MPCBL0001 High Performance Single Board Computer
Contents
The submenu represented in the following table is used for configuring the CPU.
8.3.2 IDE Configuration Submenu
To access this submenu, select Advanced on the menu bar, then IDE Configuration.
Table 69 shows IDE device configuration options.
Table 68. CPU Configuration Submenu
Feature Options Description
Manufacturer Display CPU Manufacturer
Brand String Display CPU Brand String
Frequency Display CPU Frequency
HyperThreading
Technology†Disabled, Enabled Enable/Disable Hyper-Threading Technology†.
NOTE: Bold text indicates default setting.
Main Advanced Boot Security Exit
CPU Configuration
IDE Configuration
Primary IDE Master/Slave
Floppy Configuration
SuperIO Configuration
ACPI Configuration
Advanced ACPI Configuration
System Management Configuration
Event Logging Configuration
Fibre Channel Routing (PICMG)
Remote Access Configuration
USB Configuration
PCI Configuration
Table 69. IDE Configuration Submenu (Sheet 1 of 2)
Feature Options Description
On Board PCI IDE
Controller
Disabled
Primary
Enable/Disable on board Primary IDE Controller.Disabled:
disables the integrated IDE Controller.Primary: enables only
the Primary IDE Controller.
Primary IDE Master
Display the primary IDE master drive.While entering setup,
BIOS auto detects the presence of IDE devices. This displays
the status of the auto detection of IDE devices.
Primary IDE Slave
Display the primary IDE slave drive.While entering setup, BIOS
auto detects the presence of IDE devices. This displays the
status of the auto detection of IDE devices.

120 Technical Product Specification
Order #273817
Intel NetStructure® MPCBL0001 High Performance Single Board Computer
Contents
8.3.2.1 Primary IDE Master/Slave Submenu
Hard Disk Write Protect Disabled
Enabled
Enable/Disable Hard Disk device write protection. This is
effective only if the device is accessed through BIOS.
IDE Detect Time Out
0
5
10
15
20
25
30
35
Select the time out value for detecting ATA/ATAPI device(s).
ATA(PI) 80Pin Cable
Detect.
Host&Device
Host Select the mechanism for detecting 80Pin ATA(PI) Cable.
NOTE: Bold text indicates default setting.
Main Advanced Boot Security Exit
CPU Configuration
IDE Configuration
Primary IDE Master/Slave
Floppy Configuration
SuperIO Configuration
ACPI Configuration
System Management Configuration
Event Logging Configuration
Fibre Channel Routing (PICMG)
Remote Access Configuration
USB Configuration
PCI Configuration
Table 69. IDE Configuration Submenu (Sheet 2 of 2)
Feature Options Description

Technical Product Specification 121
Order #273817
Intel NetStructure® MPCBL0001 High Performance Single Board Computer
Contents
Table 70. Primary IDE Master/Slave Submenu
Feature Options Description
Device Display IDE device.
Vendor Display IDE vendor name.
Size Display IDE device size.
LBA Mode Display IDE LBA Mode status.
Block Mode Display IDE Block Mode status.
PIO Mode Display PIO Mode status.
Async DMA Display Async DMA status.
Ultra DMA Display Ultra DMA-5 status.
S.M.A.R.T Display S.M.A.R.T status.
Type
Not installed
Auto
CDROM
ARMD
Select the type of IDE device connected.
LBA/Large Mode Disabled
Auto
Disable: Disable LBA ModeAuto: Enable the LBA Mode if the
device supports it and the devices is not already formatted with
LBA Mode disable.
Block (Multi-Sector
Transfer)
Disabled
Auto
Disable: The data transfer from and to the device occurs one
sector at a time. Auto: The data transfer from and to the device
occurs multiple sectors at a time if the device supports it.
PIO Mode Auto
0/1/2/3/4 Select PIO Mode
DMA Mode
Auto
SWDMA0
SWDMA1
SWDMA2
MWDMA0
MWDMA1
MWDMA2
UDMA0
UDMA1
UDMA2
UDMA3
UDMA4
Select DMA Mode
Auto: Auto detected
SWDMAn: SingleWordDMAn
MWDMAn: MultiWordDMAn
UDMAn: UltraDMAn
S.M.A.R.T
Auto
Disabled
Enabled
Enable/Disable S.M.A.R.T.
Auto: Enable S.M.A.R.T if the device supports it.
32 Data Transfer Disabled
Enabled Enable/Disable 32-bit Data Transfer.
ARMD Emulation Type
Auto
FloppyHard
Disk
Select ARMD device emulation type by BIOS.
NOTE: Bold text indicates default setting.

122 Technical Product Specification
Order #273817
Intel NetStructure® MPCBL0001 High Performance Single Board Computer
Contents
8.3.3 Floppy Configuration Submenu
To access this submenu, select Advanced on the menu bar, then Floppy Configuration.
Table 71 shows floppy device configuration options.
Main Advanced Boot Security Exit
CPU Configuration
IDE Configuration
Floppy Configuration
SuperIO Configuration
ACPI Configuration
System Management Configuration
Event Logging Configuration
Fibre Channel Routing (PICMG)
Remote Access Configuration
USB Configuration
PCI Configuration
Table 71. Floppy Configuration Submenu
Feature Options Description
Floppy A
Disabled
360 KByte
1.2 MByte
720 KByte
1.44 MByte
2.88 MByte
Set the floppy A type.
NOTE: Bold text indicates default setting.

Technical Product Specification 123
Order #273817
Intel NetStructure® MPCBL0001 High Performance Single Board Computer
Contents
8.3.4 SuperIO Configuration Submenu
To access this submenu, select Advanced on the menu bar, then SuperIO Configuration.
Table 72 shows SuperIO configuration options.
Main Advanced Boot Security Exit
CPU Configuration
IDE Configuration
Floppy Configuration
SuperIO Configuration
ACPI Configuration
System Management Configuration
Event Logging Configuration
Fibre Channel Routing (PICMG)
Remote Access Configuration
USB Configuration
PCI Configuration
Table 72. SuperIO Configuration Submenu
Feature Options Description
OnBoard Floppy
Controller
Disabled
Enabled Enable or disable Floppy Controller.
Serial Port1 Address
Disabled
3F8/IRQ4
3E8/IRQ4
2E8/IRQ3
Set the serial port 1 address/interrupt.
Serial Port 2 Address1
Disabled
2F8/IRQ3
3E8/IRQ4
2E8/IRQ3
Set the Serial port 2 address/interrupt
NOTE: Bold text indicates default setting.
1. Only available under BIOS version P06-0019 and above.

124 Technical Product Specification
Order #273817
Intel NetStructure® MPCBL0001 High Performance Single Board Computer
Contents
8.3.5 ACPI Configuration Submenu
To access this submenu, select Advanced on the menu bar, then ACPI Configuration.
Table 73 shows ACPI configuration options.
Main Advanced Boot Security Exit
CPU Configuration
IDE Configuration
Floppy Configuration
SuperIO Configuration
ACPI Configuration
Advanced ACPI Configuration
System Management Configuration
Event Logging Configuration
Fibre Channel Routing (PICMG)
Remote Access Configuration
USB Configuration
PCI Configuration
Table 73. ACPI Configuration Submenu
Feature Options Description
ACPI Aware O/S No
Yes
Enable/Disable ACPI support for OS.
Enable: If OS supports ACPI.
Disable: If OS does not support ACPI.
NOTE: Bold text indicates default setting.

Technical Product Specification 125
Order #273817
Intel NetStructure® MPCBL0001 High Performance Single Board Computer
Contents
8.3.5.1 Advanced ACPI Configuration Submenu
To access this submenu, select Advanced on the menu bar, then ACPI Configuration.
Table 74 shows ACPI configuration options.
Main Advanced Boot Security Exit
CPU Configuration
IDE Configuration
Floppy Configuration
SuperIO Configuration
ACPI Configuration
Advanced ACPI Configuration
System Management Configuration
Event Logging Configuration
Fibre Channel Routing (PICMG)
Remote Access Configuration
USB Configuration
PCI Configuration
Table 74. Advanced ACPI Configuration Submenu
Feature Options Description
ACPI 2.0 Support No
Yes Add additional ACPI 2.0 tables as per ACPI2.0 specifications.
ACPI APIC support Disabled
Enabled Include ACPI APIC table pointer to RSDT pointer list.
BIOS→AML ACPI table Disabled
Enabled
Include BIOS→AML exchange table pointer to (X)RSDT pointer
list.
Headless Mode Disabled
Enabled Enable/Disable Headless operation mode through ACPI.
NOTE: Bold text indicates default setting.

126 Technical Product Specification
Order #273817
Intel NetStructure® MPCBL0001 High Performance Single Board Computer
Contents
8.3.6 System Management Configuration Submenu
To access this submenu, select Advanced on the menu bar, then System Management
Configuration.
Table 75 shows System Management configuration options.
Main Advanced Boot Security Exit
CPU Configuration
IDE Configuration
Floppy Configuration
SuperIO Configuration
ACPI Configuration
System Management Configuration
Event Logging Configuration
Fibre Channel Routing (PICMG)
Remote Access Configuration
USB Configuration
PCI Configuration
Table 75. System Management Configuration Submenu
Feature Options Description
FRU Board Information Area Display FRU Board Information.
Board Product Name
Board Serial Number
Board Part Number
FRU Product Information Area Display FRU Product Information.
Product Name
Product Part/Model
Product Version Number
Product Serial Number
BMC Device and FW
Information Display BMC Device and FW Information.
BMC Device ID
BMC Firmware Revision
BMC Revision
SDR Revision
NOTE: Bold text indicates default setting.

Technical Product Specification 127
Order #273817
Intel NetStructure® MPCBL0001 High Performance Single Board Computer
Contents
8.3.7 Event Logging Configuration Submenu
To access this submenu, select Advanced on the menu bar, then Event Logging Configuration.
Table 76 shows event logging configuration options.
Main Advanced Boot Security Exit
CPU Configuration
IDE Configuration
Floppy Configuration
SuperIO Configuration
ACPI Configuration
System Management Configuration
Event Logging Configuration
Fibre Channel Routing (PICMG)
Remote Access Configuration
USB Configuration
PCI Configuration
Table 76. Event Logging Configuration Submenu
Feature Options Description
Event Logging Disabled
Enabled Enable/Disable fatal error event logging.
ECC Memory Event
Logging
Disabled
Enabled Enable/Disable MBE/SBE error logging.
Non-Fatal Event Logging Disabled
Enabled Enable/Disable Non-fatal error logging.
Assert NMI on Fatal Error Disabled
Enabled Enable/Disable NMI assertion on fatal error events.
Clear Sel Event Log Option to clear the event logs.
NOTE: Bold text indicates default setting.

128 Technical Product Specification
Order #273817
Intel NetStructure® MPCBL0001 High Performance Single Board Computer
Contents
8.3.8 Fibre Channel Routing (PICMG) Configuration Submenu
To access this submenu, select Advanced on the menu bar, then Fibre Channel Routing (PICMG)
Configuration.
Table 77 shows how to configure Fibre Channel routing options.
Main Advanced Boot Security Exit
CPU Configuration
IDE Configuration
Floppy Configuration
SuperIO Configuration
ACPI Configuration
System Management Configuration
Event Logging Configuration
Fibre Channel Routing (PICMG)
Remote Access Configuration
USB Configuration
PCI Configuration
Table 77. Fibre Channel Routing (PICMG) Submenu
Feature Options Description
Fibre Channel A
Front
Back
Disabled
Select Front/Back panel FC A connection.
Fibre Channel B
Front
Back
Disabled
Select Front/Back panel FC B connection.
Actual Fibre Channel Port A State NA Display actual Fibre Channel Port A routing.
Actual Fibre Channel Port B State NA Display actual Fibre Channel Port B routing.
NOTE: Bold text indicates default setting.

Technical Product Specification 129
Order #273817
Intel NetStructure® MPCBL0001 High Performance Single Board Computer
Contents
8.3.9 Remote Access Configuration Submenu
To access this submenu, select Advanced on the menu bar, then Remote Access Configuration.
Table 78 shows remote access configuration options.
Main Advanced Boot Security Exit
CPU Configuration
IDE Configuration
Floppy Configuration
SuperIO Configuration
ACPI Configuration
System Management Configuration
Event Logging Configuration
Fibre Channel Routing (PICMG)
Remote Access Configuration
USB Configuration
PCI Configuration
Table 78. Remote Access Configuration Submenu (Sheet 1 of 2)
Feature Options Description
Remote Access Disabled
Enabled Select remote access type.
Serial Port Number COM1 Serial port for console redirection.
Serial Port Mode
115200 8, n,
57600 8, n,
19200 8, n,
9600 8, n, 1
Serial port settings.
Flow Control
None
Hardware
Software
Select flow control for console redirection.
Redirection After BIOS
POST
Disabled
Boot Loader
Always
Select the redirection method after the POST boot loader.
Terminal Type
ANSI
VT 100
VT-UTF8
Select the target terminal type.
Send Carriage Return Disabled
Enabled
Enable this support if the target terminal has more than 80
columns.

130 Technical Product Specification
Order #273817
Intel NetStructure® MPCBL0001 High Performance Single Board Computer
Contents
8.3.10 USB Configuration Submenu
To access this submenu, select Advanced on the menu bar, then USB Configuration.
USB configuration options.
VT-UTF8 Combo Key
Support
Disabled
Enabled
Enable VT-UTF8 Combination Key support for ANSI/VT100
terminals.
SOL Support Disabled2
Enabled
Enable BIOS to automatically redirect the console redirection
information to serial port dedicated for SOL when SOL session
is active.
NOTES:
1. Bold text indicates default setting.
2. This support is only available and introduced in BIOS P13-0028 or above.
Table 78. Remote Access Configuration Submenu (Sheet 2 of 2)
Feature Options Description
Main Advanced Boot Security Exit
CPU Configuration
IDE Configuration
Floppy Configuration
SuperIO Configuration
ACPI Configuration
System Management Configuration
Event Logging Configuration
Fibre Channel Routing (PICMG)
Remote Access Configuration
USB Configuration
PCI Configuration
Table 79. USB Configuration Submenu
Feature Options Description
Legacy USB Support Disabled
Enabled Enable legacy USB support.
USB Keyboard Legacy
Support
Disabled
Enabled Enable legacy support of USB Keyboard.
USB Mouse Legacy
Support
Disabled
Enabled Enable legacy support of USB Mouse.
USB Storage Device
Legacy Support
Disabled
Enabled Enable legacy support of USB Mass Storage.

Technical Product Specification 131
Order #273817
Intel NetStructure® MPCBL0001 High Performance Single Board Computer
Contents
USB Mass Storage Reset
Delay
10 sec
20 sec
30 sec
40 sec
Number of seconds POST waits for USB mass storage device
after unit command.
USB Beep Message Disabled
Enabled Enable the beep during USB device enumeration.
NOTE: Bold text indicates default setting.
Table 79. USB Configuration Submenu

132 Technical Product Specification
Order #273817
Intel NetStructure® MPCBL0001 High Performance Single Board Computer
Contents
8.3.10.1 USB Mass Storage Device Configuration
8.3.11 PCI Configuration
To access this submenu, select Advanced on the menu bar, then USB Configuration.
Main Advanced Boot Security Exit
CPU Configuration
IDE Configuration
Floppy Configuration
SuperIO Configuration
ACPI Configuration
System Management Configuration
Event Logging Configuration
Fibre Channel Routing (PICMG)
Remote Access Configuration
USB Configuration
USB Mass Storage Device Configuration
Table 80. USB Mass Storage Device Configuration
Feature Options Description
Device # Display USB Mass Storage device(s) Name
Emulation Type
Auto
Floppy
Forced FDD
Hard Disk
CDROM
If Auto, USB devices less than 530 MByte are emulated as
Floppy and remaining as hard drive. Forced FDD option can
be used to force a HDD formatted drive to boot as FDD (Ex.
ZIP drive).
Main Advanced Boot Security Exit
CPU Configuration
IDE Configuration
Floppy Configuration
SuperIO Configuration
ACPI Configuration
System Management Configuration
Event Logging Configuration
Fibre Channel Routing (PICMG)
Remote Access Configuration

Technical Product Specification 133
Order #273817
Intel NetStructure® MPCBL0001 High Performance Single Board Computer
Contents
The menu represented in the following table is used to configure USB options.
8.4 Boot Menu
To access this menu, select Boot from the menu bar at the top of the screen.
The menu represented in the following table is used to set the boot features and the boot sequence.
8.4.1 Boot Settings Configuration Submenu
To access this submenu, select Boot on the menu bar, then Boot Settings Configuration.
USB Configuration
USB Mass Storage Device Configuration
PCI Configuration
Table 81. PCI Configuration Submenu
Feature Options Description
Onboard Fibre Channel Disabled
Enabled Enable/Disable Onboard Fibre Channels Option-ROM.
Onboard Gigabit LAN Disabled
Enabled Enable/Disable Onboard Gigabit LAN Option-ROM
Main Advanced Boot Security Exit
Boot Settings Configuration
Boot Device Priority
Hard Disk Drive Priority
Removable Device Priority
Table 82. Boot Menu
Feature Options Description
Boot Settings
Configuration Select to display submenu Set boot options
Boot Device Priority Select to display submenu Set first, second and last boot device.
Hard Disk Drive Select to display submenu Set first, second and last hard drive
OS Load Timeout Timer Select to display submenu Set first, second and last removable device
Main Advanced Boot Security Exit
Boot Settings Configuration
Boot Device Priority
Hard Disk Drives
OS Load Timeout Timer

134 Technical Product Specification
Order #273817
Intel NetStructure® MPCBL0001 High Performance Single Board Computer
Contents
The menu represented in the following table is used to configure Boot Settings.
8.4.2 Boot Device Priority Submenu
To access this submenu, select Boot on the menu bar, then Boot Device Priority.
The menu represented in the following table is used to configure boot device priority.
Table 83. Boot Settings Configuration Submenu
Feature Options Description
Quick Boot Disabled
Enabled
Disable/Enable the BIOS to skip certain tests while booting, to
decrease the time needed to boot the system.
Quiet Boot Disabled
Enabled Display normal POST messaged/OEM logo.
AddOn ROM Display
Mode
Force BIOS
Keep Current Set display mode for Option ROM
Bootup Num-Lock Off
On Set power-on state for num-lock.
Typematic Rate Slow
Fast Select keyboard Typematic Rate
System Keyboard Absent
Present Enable/Disable all keyboards attached to the system.
Boot To OS/2 No
Yes OS/2 Compatibility mode.
Wait For ‘F1’ If Error Disabled
Enabled Disable/enable waiting for F1 key to be pressed if error occurs.
Hit ‘DEL’ Message
Display
Disabled
Enabled Display “Press DEL to run Setup” in POST.
Soft Reset Disabled
Enabled Enable/Disable Soft Reset feature.
Interrupt 19 Capture Disabled
Enabled Disable/enable the ability for option ROMs to trap interrupt 19.
NOTE: Bold text indicates default setting.
Main Advanced Boot Security Exit
Boot Settings Configuration
Boot Device Priority
Hard Disk Drives
OS Load Timeout Timer

Technical Product Specification 135
Order #273817
Intel NetStructure® MPCBL0001 High Performance Single Board Computer
Contents
8.4.3 Hard Disk Drive Submenu
To access this submenu, select Boot on the menu bar, then Hard Disk Drive Priority.
The menu represented in the following table is used to configure hard disk drive priority.
8.4.4 OS Load Timeout Timer
To access this submenu, select Boot on the menu bar, then OS Load Timeout Timer.
Table 84. Boot Device Priority Submenu
Feature Options Description
1st Boot Device
Hard Drive
IBA 2
IBA 1
Set the first boot device.
2nd Boot Device Same options as first boot device. Set the second boot device.
Last Boot Device Same options as first boot device. Set the last boot device.
NOTE: A device only shows as an option if it is installed and detected by the BIOS during boot.
Main Advanced Boot Security Exit
Boot Settings Configuration
Boot Device Priority
Hard Disk Drives
OS Load Timeout Timer
Table 85. Hard Disk Drive Priority Submenu
Feature Options Description
1st Hard Drive
IDE Hard Drive
USB Hard Drive
FC1 Hard Drive
FC2 Hard Drive
Set the first hard drive.
2nd Hard Drive Same options as first hard drive. Set the second hard drive.
NOTE: A device only shows as an option if it is installed and detected by the BIOS during boot.
Main Advanced Boot Security Exit
Boot Settings Configuration
Boot Device Priority
Hard Disk Drives
OS Load Timeout Timer

136 Technical Product Specification
Order #273817
Intel NetStructure® MPCBL0001 High Performance Single Board Computer
Contents
Table 86. OS Load Timeout Timer Submenu
8.5 Security Menu
To access this menu, select Security from the menu bar at the top of the screen.
The menu represented by the following table is for setting passwords and security features.
8.6 Exit Menu
To access this menu, select Exit from the menu bar at the top of the screen.
Feature Options Description
OS Load Timeout
Disabled
60sec
120 sec
150 sec
240 sec
480 sec
600 sec
Select the timeout value for OS load timer.
OS Load Action
Stay On
Reset
Power Off
Power Cycle
Controls the action upon timeout.
Main Advanced Boot Security Exit
Table 87. Security Menu
Feature Options Description
Supervisor Password Display the Supervisor Password status.
Installed/Not Installed
User Password Display the Supervisor Password status.
Installed/Not Installed
Change Supervisor
Password Set the supervisor password.
Change User Password Set the user password.
Clear User Password Clear the user password.
Boot Sector Virus
Protection
Disabled
Enabled Disable/enable boot sector virus protection.
NOTE: Bold text indicates default setting.
Main Advanced Security Boot System
Management Exit

Technical Product Specification 137
Order #273817
Intel NetStructure® MPCBL0001 High Performance Single Board Computer
Contents
The menu represented in the following table is for exiting the BIOS Setup program, saving
changes, and loading and saving defaults.
Table 88. Exit Menu
Feature Options Description
Save Changes and Exit
Exit system setup after saving changes. Use
this to save your configured settings to the
CMOS and Flash.
Discard Changes and Exit Exit system setup without saving changes.
Discard Changes Discard changes without exiting.
Load Optimal Defaults Load optimal default values.
Load FailSafe Defaults Load failsafe default values.
Load Custom Defaults Load custom default values.
Save Custom Defaults
Save custom default values. Use this feature to
create a private copy of CMOS settings, which
can be loaded using “Load Custom Defaults”.
Note: The values in the CMOS will be reset to
factory settings after every BIOS update.

138 Technical Product Specification
Order #273817
Intel NetStructure® MPCBL0001 High Performance Single Board Computer
Contents
Error Messages 9
9.1 BIOS Error Messages
The following table lists the error messages.
Note: If user enabled "Wait for F1 Error" under BIOS setup screen and any of the above error message
was observed, the BIOS will wait for user input before proceeding with the boot up except:
1. CMOS Checksum BAD
Table 89. BIOS Error Messages
Error Message Explanation of Error Message
Timer Error This timer is based on 8254 resides in ICH-3. Error message indicates an error while
programming the count register of the timer. This may indicate a problem with the timer in
ICH-3
CMOS Battery
Low
BIOS will report this error message when status bit (RTC_REGD.Bit7) in ICH3 is low. This
bit is hardwired to RTC power, so it will be low when the voltage in SuperCAP is low.
CMOS Settings
Wrong
BIOS will load default value after it detects CMOS corruption. Error message is triggered if
BIOS fails to load the default value to CMOS.
CMOS
Checksum Bad
CMOS contents failed the checksum check. Error message indicates that the CMOS data
has been changed by a program other than the BIOS or the CMOS is not retaining it's data
due to hardware malfunction
RAM R/W test
failed
Error message indicates BIOS fail to read/write to memory content during RAM R/W test.
RAM R/W test is executed during POST.
CMOS Date/
Time Not Set
Error message indicates BIOS has detected an invalid value in date & time register. (e.g.:
Invalid date = 50h or invalid month = 13h.
Clear CMOS
Jumper
installed
Error message indicates that Jumper J16-3 to 5 is set
Clear Password
Jumper
installed
Error message indicates that Jumper J16-1 to 3 is set
MFG Jumper
installed
Error message indicates that Jumper J16-9 to 10 is set. (Jumper is used only in
manufacturing test)
BMC is in
Update Mode
Error message indicates that Jumper J16-2 to 4 is set.
BMC does not
respond to
BIOS IPMI
command
Error message appears when BIOS issue an IPMI command to IPMC, but IPMC is not
responsive to the command and does not return successful completion code to BIOS.
System Event
Log is Full
Error message indicates the System Event Log storage is full.
Refresh timer
test failed
This timer is a counter based on 82C54 which provides memory refresh request signal
periodically. Memory content need to be refreshed to compensate for the gradual leakage
of charge from the capacitors which stores the data.
KBC BAT Test
failed
Error message indicates that Keyboard controller BAT test has failed.

Technical Product Specification 139
Order #273817
Intel NetStructure® MPCBL0001 High Performance Single Board Computer
Contents
2. Clear CMOS Jumper enabled
3. MFG Jumper installed.
9.2 Port 80h POST Codes
During the POST, the BIOS generates diagnostic progress codes (POST-codes) to I/O port 80h. If
the POST fails, execution stops and the last POST code generated is left at port 80h. This code is
useful for determining the point where an error occurred.
Displaying the POST codes requires an add-in card, often called a POST card (PCI, not ISA). The
POST card decodes the port and displays the contents on a medium such as a seven-segment
display.
Table 91, Table 92, and Table 93 offer descriptions of the POST codes generated by the BIOS.
They define the uncompressed INIT code checkpoints, the boot block recovery code checkpoints,
and the runtime code uncompressed in F000 shadow RAM.
Note: Some codes are repeated in the tables because they apply to more than one operation.
Table 90. Bootblock Initialization Code Checkpoints
Checkpoint Description
Before D1 Early chipset initialization is done. Early super I/O initialization is done, including RTC and
keyboard controller. NMI is disabled.
D1 Perform keyboard controller BAT test. Check if waking up from power management suspend
state. Save power-on CPUID value in scratch CMOS.
D0 Go to flat mode with 4 GByte limit and GA20 enabled. Verify the bootblock checksum.
D2 Disable CACHE before memory detection. Execute full memory sizing module. Verify that flat
mode is enabled.
D3 If memory sizing module not executed, start memory refresh and do memory sizing in
Bootblock code. Do additional chipset initialization. Re-enable CACHE. Verify that flat mode
is enabled.
D4 Test base 512 KByte memory. Adjust policies and cache first 8 GBytes. Set stack.
D5 Bootblock code is copied from ROM to lower system memory and control is given to it. BIOS
now executes out of RAM.
D6 Both key sequence and OEM-specific methods are checked to determine if BIOS recovery is
forced. Main BIOS checksum is tested. If BIOS recovery is necessary, control flows to
checkpoint E0.
D7 Restore CPUID value back into register. The Bootblock-Runtime interface module is moved
to system memory and control is given to it. Determine whether to execute serial flash.
D8 The Runtime module is uncompressed into memory. CPUID information is stored in memory.
D9 Store the Uncompressed pointer for future use in PMM. Copying Main BIOS into memory.
Leaves all RAM below 1 MByte Read-Write including E000 and F000 shadow areas but
closing SMRAM.
DA Restore CPUID value back into register. Give control to BIOS POST (ExecutePOSTKernel).
See Table 91, “POST Code Checkpoints” on page 140 for more information.
E1-E8
EC-EE
OEM memory detection/configuration error. This range is reserved for chipset vendors and
system manufacturers. The error associated with this value may different from one platform
to the next.

140 Technical Product Specification
Order #273817
Intel NetStructure® MPCBL0001 High Performance Single Board Computer
Contents
Table 91. POST Code Checkpoints (Sheet 1 of 2)
Checkpoint Description
03 Disable NMI, parity, video for EGA, and DMA controllers. Initialize BIOS, POST, runtime data
area. Also initialize BIOS modules on POST entry and GPNV area. Initialized CMOS as
mentioned in the kernel variable.
04 Check CMOS diagnostic byte to determine if battery power is OK and CMOS checksum is
OK. Verify CMOS checksum manually by reading storage area. If the CMOS checksum is
bad, update CMOS with power-on default values and clear passwords. Initialize status
register A. Initializes data variables that are based on CMOS setup questions. Initializes both
the 8259 compatible PICs in the system.
05 Initializes the interrupt controlling hardware (generally PIC) and interrupt vector table.
06 Do R/W test to CH-2 count reg. Initialize CH-0 as system timer. Install the POSTINT1Ch
handler. Enable IRQ-0 in PIC for system timer interrupt. Traps INT1Ch vector to
"POSTINT1ChHandlerBlock."
08 Initializes the CPU. The BAT test is being done on KBC. Program the keyboard controller
command byte is being done after Auto detection of KB/MS using AMI KB-5.
C0 Early CPU Init Start -- Disable Cache - Init Local APIC.
C1 Set up bootstrap processor Information.
C2 Set up bootstrap processor for POST.
C5 Enumerate and set up application predecessors.
C6 Re-enable cache for bootstrap processor.
C7 Early CPU Init Exit.
0A Initializes the 8042-compatible Keyboard Controller.
0B Detects the presence of PS/2 mouse.
0C Detects the presence of Keyboard in KBC port.
0E Testing and initialization of different Input Devices. Also, update the Kernel Variables. Traps
the INT09h vector, so that the POST INT09h handler gets control for IRQ1. Uncompress all
available language, BIOS logo, and Silent logo modules.
13 Early POST initialization of chipset registers.
24 Uncompress and initialize any platform specific BIOS modules.
30 Initialize System Management Interrupt.
2A Initializes different devices through DIM. See Table 92, “DIM Code Checkpoints” on page 142
for more information.
2C Initializes different devices. Detects and initializes the video adapter installed in the system
that have optional ROMs.
2E Initializes all the output devices.
31 Allocate memory for ADM module and uncompress it. Give control to ADM module for
initialization. Initialize language and font modules for ADM. Activate ADM module.
33 Initializes the silent boot module. Set the window for displaying text information.
37 Displaying sign-on message, CPU information, setup key message, and any OEM-specific
information.
38 Initializes different devices through DIM. See Table 92, “DIM Code Checkpoints” on page 142
for more information.
39 Initializes DMAC-1 & DMAC-2.
3A Initialize RTC date/time.

Technical Product Specification 141
Order #273817
Intel NetStructure® MPCBL0001 High Performance Single Board Computer
Contents
3B Test for total memory installed in the system. Also, check for DEL or ESC keys to limit
memory test. Display total memory in the system.
3C Mid POST initialization of chipset registers.
40 Detect different devices (Parallel ports, serial ports, and coprocessor in CPU, etc.)
successfully installed in the system and update the BDA, EBDA, etc.
50 Programming the memory hole or any kind of implementation that needs an adjustment in
system RAM size if needed.
52 Updates CMOS memory size from memory found in memory test. Allocates memory for
Extended BIOS Data Area from base memory.
60 Initializes NUM-LOCK status and programs the KBD typematic rate.
75 Initialize Int-13 and prepare for IPL detection.
78 Initializes IPL devices controlled by BIOS and option ROMs.
7A Initializes remaining option ROMs.
7C Generate and write contents of ESCD in NVRam.
84 Log errors encountered during POST.
85 Display errors to the user and gets the user response for error.
87 Execute BIOS setup if needed.
8C Late POST initialization of chipset registers.
8D Build ACPI tables (if ACPI is supported).
8E Program the peripheral parameters. Enable/Disable NMI as selected.
90 Late POST initialization of system management interrupt.
A0 Check boot password if installed.
A1 Clean-up work needed before booting to OS.
A2 Takes care of runtime image preparation for different BIOS modules. Fill the free area in
F000h segment with 0FFh. Initializes the Microsoft IRQ Routing Table. Prepares the runtime
language module. Disables the system configuration display if needed.
A4 Initialize runtime language module.
A7 Displays the system configuration screen if enabled. Initialize the CPUs before boot, which
includes the programming of the MTRRs.
A8 Prepares CPU for OS boot, including final MTRR values.
A9 Waits for user input at config display if needed.
AA Uninstalls POST INT1Ch vector and INT09h vector. Deinitializes the ADM module.
AB Prepares BBS for Int 19 boot.
AC End of POST initialization of chipset registers.
B1 Saves system context for ACPI.
00 Passes control to OS Loader (typically INT19h).
Table 91. POST Code Checkpoints (Sheet 2 of 2)
Checkpoint Description

142 Technical Product Specification
Order #273817
Intel NetStructure® MPCBL0001 High Performance Single Board Computer
Contents
The following table describes the beep codes implemented in the MPCBL0001 BIOS.
Table 92. DIM Code Checkpoints
Checkpoint Description
2A Initializes different buses and performs the following functions:
•Function 0: Reset, Detect, and Disable - Disables all device nodes, PCI devices,
and PnP ISA cards. Assigns PCI bus numbers.
•Function 1: Static Device Initialization - initializes all static devices that include
manual configured onboard peripherals, memory and I/O decode windows in PCI-
PCI bridges, and noncompliant PCI devices. Reserves static resources.
•Function 2: Boot Output Device Initialization - Searches for and initializes any
PnP, PCI, or AGP video devices.
38 Initializes different buses and performs the following functions:
•Function 3: Boot Input Device Initialization - Searches for and configures PCI
input devices and detects if system has standard keyboard controller.
•Function 4: IPL Device Initialization - searches for and configures all PnP and PCI
boot devices.
•Function 5: General Device Initialization - Configures all onboard peripherals that
are set to automatic configuration and configures all remaining PnP and PCI
devices.
Table 93. ACPI Runtime Checkpoints
Checkpoint Description
AC First ASL check point. Indicates the system is running in ACPI mode.
AA System is running in APIC mode.
01, 02, 03, 04, 05 Entering sleep state S1, S2, S3, S4, or S5.
10, 20, 30, 40, 50 Waking from sleep state S1, S2, S3, S4, or S5.
Table 94. BIOS Beep Codes
Number of Beeps Description
1 short Refresh timer test failed
1 long, 3 short RAM R/W test failed
1 long, 6 short KBC BAT test failed
3 short Memory configuration error

Technical Product Specification 143
Order #273817
Intel NetStructure® MPCBL0001 High Performance Single Board Computer
Contents
Operating the Unit 10
10.1 BIOS Configuration
See Chapter 7, “BIOS Features,” for BIOS configuration options and Chapter 8, “BIOS Setup,” for
information about using the BIOS Setup program. See Section 2.2.3.1, “Memory Ordering Rule for
the MCH” on page 21 for information about installing DIMMs.
10.2 BIOS Image Updates
At times, new BIOS images will be released to add additional features to the SBC. The release
package contains the flash utility, which comes in two versions. They are "flashdos" for DOS and
"flashlnx" for Linux OS. The package also contains the BIOS ROM image. Below is a step-by-step
procedure on how to update the BIOS:
1. Copy the flash utility and the Pxx-xxxx.rom file to a DOS bootable floppy disk.
2. Boot MPCBL0001from a USB floppy disk (connected to the USB port) to a DOS prompt.
3. Copy flash utility and BIOS ROM image to RAM disk, which is automatically generated
(C: drive).
4. Issue the command "flashdos /b Pxx-xxxx (xx= build type version, xxxx=build identifier).
5. Enter "Y" to overwrite the BIOS on the board.
6. Enter "Y" to clear the current COMS settings on the board.
7. Enter "Y" to reboot the system after the BIOS has been upgraded successfully.
10.3 Procedures to Copy and Save BIOS (Including
CMOS Settings)
The CMOS settings, together with the BIOS binary image, can be copied to a file with a file name
specified by the user.
10.3.1 Copying BIOS.bin from the SBC
1. Copy the flashlnx utility to the SBC running MontaVista* Carrier Grade Linux*. (This SBC is
the one with custom CMOS settings that will be used to update other SBCs.)
2. Issue the command “./flashlnx -r -afff20000 -s917504 BIOS.bin” to copy the BIOS with the
customized CMOS settings to the same directory from which flashlnx is executed. All user-
preferred settings (including the BIOS image) will be saved in the file named BIOS.bin.
Note: “BIOS.bin” is a generic file name used here to illustrate the command line used to perform the
operation. The user may wish to use the BIOS version (e.g., P08-0021.bin) as the file name instead
of BIOS.bin.

144 Technical Product Specification
Order #273817
Intel NetStructure® MPCBL0001 High Performance Single Board Computer
Contents
10.3.2 Saving BIOS.bin to the SBC
1. Copy the flashlnx utility and BIOS.bin to the SBC running MontaVista Carrier Grade Linux.
2. Execute “chmod +x flashlnx” to change the file attribute to executable form.
3. Execute “./flashlnx -b -zc BIOS.bin” to copy the BIOS.bin file to the FWH and CMOS.
4. Upon completion, perform a reset to ensure the new CMOS settings and BIOS are loaded.
Caution: To ensure that the BIOS.bin file is not corrupted, Intel strongly suggests performing these steps
before major deployment of any SBCs running in a live network environment.
10.3.3 Error Messages
The table below describes an error message that may occur while copying or saving the BIOS.
10.3.4 Synchronizing BIOS Image and Settings from FWH0 (Main)
to FWH1 (Backup)
Before upgrading the main BIOS (FWH0), a user can create a mirror image where it copies all the
operational codes and CMOS settings to the Redundant BIOS Flash bank. This is suggested to
ensure the user preserves a copy of the old BIOS image before updating the main BIOS.
The syntax “./flashlnx –m” can be used to initiate this transfer. Refer to the suggested method in
Table 96.
Table 95. Error Message
Message Definition Notes
Data ID not found CMOS area is not detected in BIOS. Only applies to boards having this feature.

Technical Product Specification 145
Order #273817
Intel NetStructure® MPCBL0001 High Performance Single Board Computer
Contents
10.3.5 BIOS Utility Command Line Options
Table 97 lists the command line parameter switches available in the BIOS flash utility. In the table,
all command line promontories are indicated for flashdos, where command line options use “/”.
When using flashlnx instead of flashdos, replace “/” with “-”.
Table 96. Suggested Method of BIOS Image Synchronization prior to BIOS Upgrade
BIOS Image Command Behavior
This is the original FWH image before an upgrade.
FWH0 has Image N installed, which is a newer image
than what is installed in FWH1 (Image N-1).
./flashlnx –m User can initiate a BIOS update while the OS is
running.
When this command is invoked, Image N in FWH0
(BIOS codes + CMOS settings) is synchronized to
FWH1. Image N has now been copied to the backup
FWH1 BIOS image
No reboot is needed for this operation.
./flashlnx –b Pxx-xxxx When this command is invoked, the FWH0 image is
updated to the latest version (Image N+1).
The latest version of the BIOS will take effect after
the user initiates a reset.
If a checksum error is detected on FWH0 after a
reboot, it will automatically switch to FWH1 and
regain normal operation.
NOTE: N = BIOS version.
FWH0
Image N
FWH1
Image N-1
FWH0
Image N
FWH1
Image N-1
FWH0
Image N
FWH1
Image N
FWH0
Image N
FWH1
Image N
FWH0
Image N+1
FWH1
Image N
FWH0
Image N+1
FWH1
Image N

146 Technical Product Specification
Order #273817
Intel NetStructure® MPCBL0001 High Performance Single Board Computer
Contents
Table 97. Flashdos Utility Command Line Options
Command Line Parameter Description
/b [option] bios_image
where possible [option] values are:
• /z - do not clear the CMOS
• /zc - update the CMOS from image
Program a BIOS image to primary firmware hub (FWH0)
/i [bios_image] Display BIOS system information
/r [options] bin_image
where possible [option] values are:
• /aAddress - physical address in hex
• pPage - page number in decimal
• /sSize - image size in decimal
Read the flash image and store to a file
/m Mirror image where all the operational codes and CMOS settings
are copied from FWH0 to FHW1 (redundant BIOS flash bank)
/b cmos_image Backup current CMOS settings to a file
/r cmos_image Restore CMOS settings from a file
/q Force non-interactive mode (assumes “yes” for all prompts)

Technical Product Specification 147
Order #273817
Intel NetStructure® MPCBL0001 High Performance Single Board Computer
Contents
10.4 Jumpers
The MPCBL0001 contains several jumper posts that allow the user to configure certain options not
configurable through the BIOS Setup Utility. The “Jumper Locations” figure below shows the
placement of the MPCBL0001 jumpers. See Table 101, “J40 Jumper Assignments” on page 149
for the function of each jumper.
Note: The MPCBL0001 is shipped pre-configured—jumper positions do not need to be altered.
Note: Pin 2 is directly beside pin 1 and is marked on the board silkscreen. The back row has odd-
numbered pins and the front row has even-numbered pins.
Figure 27. Jumper/Connector Locations
J 16
J 37
J 38
J 18
J 40
1
2
3

148 Technical Product Specification
Order #273817
Intel NetStructure® MPCBL0001 High Performance Single Board Computer
Contents
Table 98. J18 Pin Assignments
Table 99. J16 Jumper Assignments
Table 100. J37 Jumper Assignments
Lattice* Compatible JTAG Header PS/2 Keyboard/Mouse Header
1 +3.3 VSB 2 MDAT (PS/2 mouse data)
3 TDO 4 MCLK (PS/2 mouse clock)
5 TDI (H0_SKTOCC#) 6 GND
7 ISPEN# 8 +5 V (through polyswitch)
9 Key - no pin or connection 10 KBDAT (PS/2 keyboard data)
11 TMS (H1_SKTOCC#) 12 KBCLK (PS/2 keyboard clock)
13 GND 14 Key—no pin or connection
15 TCK (WDT_EN) 16 GND
NOTE: Processors must be removed before using the Lattice JTAG interface.
Jumper Function
J16-1 to 3 CLEAR_PASSWD: This jumper is used in the event the system will not boot
because the BIOS password is unknown.
J16-3 to 5 CLEAR_CMOS: This jumper is used in the unlikely event a CMOS data corruption
keeps the system from booting (or getting to SETUP).
J16-4 to 6 RTC_RST: Hardware Reset of RTC. When asserted, this signal resets register bits
in the RTC well and sets the RTC_PWR_STS bit (bit 2 in GEN_PMCON3 register).
J16-2 to 4 FRC_UPD (IPMC F/W): This jumper is used to put the firmware into a forced update
mode. Administrators could use this feature to force the firmware to enter into
update mode and wait for an update through the KCS interface. Useful when some
of the SDR or firmware needs to change. Please note that Sensor scanning/
monitoring is disabled in this mode. Administrators will have to remember to disable
the jumper after an update, or the board will boot again into this update mode.
J16-3 to 4 and
J16-7 to 9 (Default)
Storage posts for jumpers not in use.
J16-8 to 7 Only for debug purposes.
J16-10 to 9 Manufacturing jumper (for testing during board assembly).
Jumper Function
J37-1 to 2 Use IPMC to control which BIOS ROM to use (default).
J37-3 to 4 Select redundant FWH to be used (FWH1).
J37-5 to 6 Not supported
J37-7 to 8 Not supported

Technical Product Specification 149
Order #273817
Intel NetStructure® MPCBL0001 High Performance Single Board Computer
Contents
NOTE: This jumper is only applicable to the following versions of MPCBL0001 boards:
• MPCBL0001F04 - TA# (or above) C55360-014
• MPCBL0001N04 - TA# (or above) C13354-013
• MPCBL0001F04Q - TA# D17324-003
• MPCBL0001N04Q - TA# D18530-003
10.5 Digital Ground to Chassis Ground Connectivity
In the default grounding for the MPCBL0001xxx, digital ground is isolated from the chassis
ground.
To connect the digital ground to the chassis ground, follow this procedure:
1. Remove the screw with the black insulation washer (circled in red in Figure 28 below).
2. Remove the black insulation washer and store it in a safe place. It will be needed if you want to
isolate the digital ground from chassis ground in the future.
3. Reinstall the screw and tighten to 4 lb-in.
Note: Digital ground is also called logic ground. Chassis ground is also known as shelf ground.
Table 101. J40 Jumper Assignments
Jumper Function
J40-1 to 2 Boot block unprotected.
J40-2 to 3 IPMC Boot block has been protected (Default). If user
were to update the IPMC boot block, the jumper needs
to be connected to 1-2.

150 Technical Product Specification
Order #273817
Intel NetStructure® MPCBL0001 High Performance Single Board Computer
Contents
Figure 28. Connecting Digital Ground to Chassis Ground
Insulated
screw

Intel NetStructure® MPCBL0001 Technical Product Specification 151
Serial Over Lan (SOL)
Serial Over Lan (SOL) 11
Serial over LAN (SOL) is a packet format and protocol defined in the IPMI v2.0 specification for
transmitting serial port data over Ethernet using IPMI over LAN (RMCP+) messages. This two-
way redirection of a blade’s serial port data over Ethernet is independent of the operating system or
any applications executing on it. The BIOS also supports redirection of its console over serial port,
which can be redirected over the network for remote access.
The SOL mechanism, coupled with a SOL client utility executing on a remote node, allows
viewing of serial port data from any IPMI v2.0 based, SOL-enabled blade, thus providing a virtual
remote terminal server for accessing the blade’s serial port character stream.
Note: 1) This feature is supported on all MPCBL0001N04 boards with TA# C13354-013 (or above) and
MPCBL0001F04 boards with TA# C55360-014 (or above) only.
2) The latest BIOS - Version P13-0028 (or above) and IPMC firmware - Version 1.17 (or above) is
needed to ensure this feature works.
11.1 References
•Intelligent Platform Management Interface Specification v2.0. dated June 1, 2004
•AES - Advanced Encryption Standard. http://csrc.nist.gov/publications/fips/fips197/fips-
197.pdf
11.2 SOL Architecture
The SOL implementation on the Intel NetStructure® MPCBL0001 blade is based on the definition
in Section 15 of the IPMI v2.0 specification.
Serial over LAN (SOL) enables suitably designed blades and servers to transparently redirect serial
character stream of a baseboard UART to/from a remote client via LAN over RMCP+ sessions.
This enables users at remote consoles to access the serial port of a blade/server and interact with a
text-based BIOS console, operating system, command line interfaces, and serial text-based
applications.

152 Intel NetStructure® MPCBL0001 Technical Product Specification
Serial Over Lan (SOL)
Figure 29 is a block diagram of the SOL implementation on the blade:
This architecture requires the following three components to perform Serial over LAN operations.
1. SOL capable firmware executing on the Intelligent Platform Management Controller (IPMC).
The IPMC also provides a dedicated SMBus connection to base interface Ethernet controller.
This connectivity is not shared with IPMB-0 or any other I2C/SMBus/IPMB connections that
the IPMC may provide on the blade for hardware management.
2. Base interface Ethernet controller that provides a Total Cost of Ownership (TCO) sideband
interface to IPMC over which SOL traffic is redirected. The Ethernet controller also filters
packets based on either MAC address, RMCP port number, or IP address and forwards them to
IPMC over the sideband interface.
3. Client software running on any remote node that has LAN access to the blade whose serial port
data is to be accessed. The IPMC is responsible for controlling the serial hardware MUX, the
Figure 29. SOL Block Diagram

Intel NetStructure® MPCBL0001 Technical Product Specification 153
Serial Over Lan (SOL)
transformation of serial data to and from network packets, and the transmission and reception
of SOL network packets through the Ethernet controller TCO port.
11.2.1 Architectural Components
11.2.1.1 IPMC
As shown in the block diagram in Figure 29, the IPMI controller on the blade provides a UART
interface to the blade’s serial port (COM2). This interface is used by the IPMC firmware to receive
the blade’s serial port data written by BIOS or the operating system or to write date to the blade’s
serial port. The serial port may be connected to either a front panel RJ-45 connector or to the IPMI
controller. Switching of the serial port between front-panel and the IPMC’s UART is automatically
detected by the BIOS.
IPMC also provides a dedicated SMBus connection to the Ethernet controller, whose ports are
connected to the base Ethernet interface.
The KCS interface is used for interaction between IPMC firmware and software executing on the
OS (for example, OpenIPMI or OpenHPI) by sending/receiving IPMI messages, and does not play
a role during SOL communication. The KCS interface, however, may be used for SOL-related
IPMC configuration, as described below.
11.2.1.2 Ethernet Controller
The Ethernet controller provides advanced pass-through mode of operation whereby the controller
allows the external IPMC to communicate over the Ethernet ports using a sideband SMBus port
called a TCO port.
The Ethernet controller is available with the payload power, so the viewing of serial data console
can be visible to a user after the board reaches the M4 state.
11.2.2 BIOS
For Serial Over LAN to work, the latest BIOS release (BIOS P13-0028) is required to control the
serial port switching between COM1 and COM2. The BIOS will switch the serial redirection path
between COM1 and COM2 according to the following table.
Note: x = does not matter
Table 102. Serial Console Redirection over Front Panel and LAN
Setting
Console Redirection
Setting
(From BIOS setup
menu)
SOL Support
(From BIOS
setup menu)
IPMC request
for SOL
(User Initiate)
Front Panel
Redirection
(User Initiate)
SOL
Redirection
1 Disabled x x No No
2 Enabled No x Yes No
3 Enabled Yes No Yes No
4 Enabled Yes Yes No Yes

154 Intel NetStructure® MPCBL0001 Technical Product Specification
Serial Over Lan (SOL)
From the table above, the serial over LAN can only be activated if a user configures the BIOS
correctly. By default, the console redirection setting is enabled and the SOL support is set to
“Disabled”.
If a user has a serial session active via the front panel and a user initiates a SOL session on this
blade, the serial data on the front panel will be deactivated automatically. The serial data will be
sent via the LAN interface to the SOL client system. On the serial console connected to the front
panel, the BIOS will send the message “Serial Over LAN session is active” to inform the active
user that the serial data has been switched.
11.3 Theory of Operation
11.3.1 Front Panel Serial Port
By default, the serial console data will be connected to the front panel.
11.3.2 Serial Over LAN
The SOL feature is disabled by default at manufacturing time. A user needs to configure the
relevant SOL settings using the reference_cfg script supplied in the IPMC Firmware 1.17 release
package (downloadable from this website under “Software Downloads”: http://support.intel.com/
support/network/computeboards/mpcbl0001).
With the reference_cfg file, a user can use this script to configure the serial port settings (baud rate,
parity bits, data bits, stop bits, flow control), user name and password for RMCP+ sessions. Refer
to Section 11.6.1, “SOL Configuration Reference Script (reference_cfg)” on page 157 for further
details on this script
The IP address to be used by IPMC can be configured at initial setup of the blade in the system.
The IP address, once configured, is stored in a non-volatile memory and is persistent across IPMC
update and payload resets. IP addresses are assigned to the IPMC independently of the host (OS) IP
addresses and they need not match. IP addresses used by the OS are not visible to the IPMC.
To start SOL communication, the user invokes the SOL client utility with the IP address of the
blade and a series of authentication parameters (username, password, privilege level, cipher suite,
etc). The IPMI v2.0 specification allows for AES encryption algorithms for encryption of payload
data sent over the network, including AES-128, which uses 128-bit cipher keys.
The SOL client utility initializes a RMCP+ session with the blade and activates SOL. When
authentication is successfully completed, IPMC firmware collects serial port data from the blade’s
serial port, formats it into network packets, and forwards it to the SOL client utility over the SOL
session. The SMBus TCO port between the IPMC and base interface Ethernet controller is used for
this purpose. The SOL client utility receives the packets, extracts the serial port data, and displays
it on the screen. The IPMC extracts the serial port data received from the SOL client utility and
writes it to the serial port of the blade. This allows network redirection of blade’s serial port data
stream independent of the host OS or BIOS. The Ethernet controller plays a critical role in
redirecting the packets meant for the IPMC, based on receive filters.

Intel NetStructure® MPCBL0001 Technical Product Specification 155
Serial Over Lan (SOL)
The maximum baud rate supported by the IPMC for SOL is 115.2 kbps. There will be a minimal
improvement between the baud rate of 19.2kbps to 115.2kbps. This is due to a combination of all
the software overhead of creating/breaking down IP packets in the IPMC as well as a slower link
between the IPMC and the NIC (I2C).
If a user configures the SOL configuration without modifying the reference_cfg file, the default
baud rate is 9.6 kbps.
Note: The BIOS default baud rate is 9.6 kbps, so if SOL is configured for a different baud rate, the BIOS
output will not be seen using the SOL client until the BIOS baud rate is set to match the SOL client
baud rate.
11.4 Utilities
The SOL client establishes an IPMI-over-LAN connection with the IPMC on the blade. It then
activates SOL, which effectively switches the board hardware to redirect serial traffic to the IPMC
instead of the serial port. Any outbound characters from the UART now are packetized by the
IPMC and sent over the network to the SOL client via the TCO port. Conversely, any input on the
SOL client is packetized by the client and sent over the network to the IPMC, which is responsible
for conveying it to the UART.
SOL data is carried over the network in UDP datagrams. IPMI 2.0 defines the specification of
packet formats and protocols for SOL. As per the IPMI 2.0 specification, RMCP+ is the packet
format when the Payload Type is set to “SOL”. Authentication, integrity, and encryption for SOL
are part of the RMCP+ specification.
Two utilities are provided to support configuring the SOL capability on the MPCBL0001 SBC
blade. .
•ipmitool – an SOL client utility (must be version 1.8.7 or above). This tool can be downloaded
from http://sourceforge.net
•reference_cfg – a SOL configuration reference script.
•reference_func - a library function file for reference_cfg
The SOL configuration reference script (reference_cfg) sends a sequence of IPMI commands to
configure an SBC to enable the SOL feature. This script can be executed on a payload CPU for
local configuration, or on a node that has network connectivity to the target SBC. Without this
IPMC configuration, the SOL client utility will not be able to communicate with the SBC. This
script is provided to customers as an example of a semi-automated method to configure systems
and is not meant for use in production environments.
The ipmitool utility enables a user to establish a RMCP+ session with a SBC’s management
controller and activate two-way SOL packet communication.
It is important to note that while ipmitool is a supported utility, reference_cfg is provided as an
unsupported reference to be modified at will by customers to suit their specific environments and
integration needs.

156 Intel NetStructure® MPCBL0001 Technical Product Specification
Serial Over Lan (SOL)
11.5 Supported Usage Model
Customers are expected to use Serial Over LAN to accomplish the following:
•BIOS console redirection
•As a remote terminal for OS setup and viewing text console output
The ipmitool utility runs on a remote network node and communicates over the LAN interface. The
remote node and the target SBC may be on the same subnet or on different subnets.
The reference script can be run on the remote node.
Note: The machine or “remote node” running ipmitool may also be an MPCBL0001 SBC within the
chassis itself.
11.5.1 Configuring the Blade for SOL
In order to configure a blade for SOL, the machine on which the configurator is installed (typically
the remote node) needs to establish an RMCP connection with the SBC. The configurator sends
commands and configuration settings to the SBC in order to configure and enable SOL operation.
In order to configure a blade for SOL, reference_cfg needs to run either on the same blade as the
IPMC and communicate via the KCS interface, or on a remote node. In the latter case, the script
sends IPMI messages over the LAN to the SBCs shelf manager, which in turn bridges data to the
IPMC’s IPMB-0 interface.
The minimal per-blade configuration that must be set up includes the following:
•an IP/MAC address, subnet mask, default gateway
•ARP configuration
•user ID and password to authenticate access
•channel, user, payload, and SOL privilege levels
The configuration utility is referring to the reference_cfg script described above.
Figure 30. Reference Script Running on Remote Node, Communicating over LAN
`
Blade B
Blade A
Blade C
RMCP Connection (over LAN)

Intel NetStructure® MPCBL0001 Technical Product Specification 157
Serial Over Lan (SOL)
11.6 Installation and Configuration
11.6.1 SOL Configuration Reference Script (reference_cfg)
The reference script can run with no special setup. The script uses built-in bash commands as well
as grep and awk. The environment in which the script runs must have bash installed at /bin/bash (or
a symbolic link at that location), and must include grep and awk in the path.
The reference script is implemented as two separate bash files: reference_cfg, which contains the
necessary IPMI commands, and reference_func, a library of supporting functions. The scripts need
to be extracted from the included tar archive file “reference_cfg-1.3.0.2.tar” and copied/moved to
appropriate directories. The recommended locations for these files are as follows:
/usr/lib/sbcutils/reference_funcs
/usr/bin/reference_cfg
The reference_cfg file looks in three specific places for the reference_func file:
•the current working directory
•/usr/lib/sbcutils
•/home/scripts
If reference_cfg cannot find the reference_func file in any of these locations, it terminates with an
error message. The reference_cfg file may actually be located in any directory that is in the user's
execution path.
When running the reference script on a remote node over RMCP via a shelf manager, RMCP to
IPMB bridging must be enabled on the shelf manager. If using the Intel NetStructure®
MPCMM0001 Chassis Management Module Shelf Manager, then the cmdPrivillige.ini file
included in the tar archive needs to be installed in the /etc directory of the Shelf Manager. This is
needed to ensure that the RMCP Server on the Shelf Manager will correctly forward the
configuration commands to the blade.
Note: When executing the reference_cfg script to configure the MPCBL0001 blade, you must specify the
“-g” option on the command line. This enables Gratuitous ARPs from the blade. Not specifying
this switch will result in the script exiting with an error. If it is not desirable to have the blade emit
Gratuitous ARPs, then a seperate command will need to be issued to disable them.
RMCP and KCS communication requires the OpenIPMI application library, version 1.4 or later.
KCS communication further requires the OpenIPMI driver.
11.6.2 SOL Client (ipmitool)
Use this command:
ipmitool -I lanplus -L operator -H <HostIP> -U <UserName> -P <Password> sol
activate
Where:

158 Intel NetStructure® MPCBL0001 Technical Product Specification
Serial Over Lan (SOL)
HostIP = IP address of the ethernet interface on the IPMC (MPCBL0001 blade) that has been
configured for SOL access.
UserName = User name of an authorized SOL client user. The configuration helper
“reference_cfg” creates such a client with UserName = solusername.
Password = Password assigned for ‘UserName’. The configuration helper “reference_cfg” assigns
Password = soluserpassword for UserName = solusername.
Note: Using the “-C 0” parameter can be helpful when testing or investigating SOL connectivity issues.
This forces the use of CipherSuite 0, which means that all text, including exchange of the session
password, will be in clear text. If this is not specified, ipmitool and the IPMC will negotiate to use
the highest security compatible cipher suite.
For more information on the ipmitool, see http://ipmitool.sourceforge.net
11.6.3 BIOS and OS Configuration
If a user requires access to BIOS setup menus via SOL, the BIOS must be configured manually for
SOL.
In the BIOS configuration menu, “Redirection After BIOS POST” shall be set to “ALWAYS”. The
terminal type should be “ANSI” and the “Send Carriage Return” and “VT-UTF8 Combo Key
Support” options should both be disabled. The serial channel must be set to hardware flow control,
and a bit rate of 9.6 kbps.
Note: The BIOS bit rate must match the rate configured by the reference script.
All BIOS settings listed above must be set manually. The SOL configuration script does not alter
BIOS settings, only IPMC settings.
If a user requires access to the operating system (OS) via SOL, the OS must be configured for SOL.
OS configuration for SOL is outside of the scope of this document. Areas of configuration required
for operating systems include the boot loader, kernel, serial port (bit rate, start/stop/data bits, flow
control, interrupts), a login monitoring process (for example, getty), and serial-aware utilities. See
http://www.faqs.org/docs/Linux-HOWTO/Remote-Serial-Console-HOWTO.html for more
information.
11.7 Executing the Script (reference_cfg)
11.7.1 Default Behavior
To configure a blade for SOL communications, many configurations are required (for example,
user information, channel parameters, LAN parameters, and SOL parameters). Most of the values
used for configuration appear as hard-coded default values.

Intel NetStructure® MPCBL0001 Technical Product Specification 159
Serial Over Lan (SOL)
11.7.2 SOL User Information
Intel’s SBCs implement four different users, User1 through User4. User1 has null username which
is not editable. The script configures User2. User2 is enabled and specifically enabled for SOL
payloads.
The user name is “solusername”, zero-padded to a length of 16 bytes as per the IPMI specification.
The password is “soluserpassword”, zero-padded to 20 bytes as per the IPMI 2.0 extension.
11.7.3 LAN Parameters
The reference script configures IPMI channel one. The IPMI channel number used by
reference_cfg can be changed to any IPMI LAN channel supported by the target SBC.
For the MPCBL0001 SBC, channels one and two are LAN channels on the Base Interface and are
enumerated by the OS as eth0 and eth1, respectively.
Since reference_cfg uses IPMI channel one, this means that for any SBC, eth0 will be routed to a
switch in slot seven (may vary on different chassis implementations). If a user needs to route the
serial data over IPMI LAN channel 2 (eth1 on the OS level), then the LAN channel default value in
the reference_cfg script shall be changed to “2”.
Since the IPMC must directly send and receive IP packets (RMCP+), it needs certain information
about its LAN connection in order to fill in the packets correctly. It gets this information via the Set
LAN Configuration Parameters command. This one command can set many parameters based on
the value of the Parameter Selector byte in the command. The following table shows which
Parameter Selectors are necessary for establishing an SOL session. Note that each table entry
requires a separate instance of the command.
Note: Refer to the IPMI 2.0 Specification for further details on each of the configuration parameters
above.
Table 103. IPMI V2.0 Set LAN Configuration Parameters Command Settings
Parameter
Selector Parameter Remarks
3 IP Address Required
5 MAC Address Required
6 Subnet Mask Required
12 Default Gateway Address Required if a blade needs to be
accessed from different subnets
13 Default Gateway MAC Address Required if a blade needs to be
accessed from different subnets
20 802.1q VLAN ID Required only if VLAN is configured
21 802.1q VLAN Priority Optional (Default = 0)

160 Intel NetStructure® MPCBL0001 Technical Product Specification
Serial Over Lan (SOL)
IP and MAC addresses supplied to the IPMC are specified on the command line as specified in
Table 104. IP source is set to “static” and the subnet mask is set for a class C subnet. The Gateway
IP and MAC address should be specified in the command to enable RMCP communication across
subnets. If the IP or MAC address options are missing from the command line, those parameters
will not be changed on the IPMC.
If VLAN (802.1q) is being used, then the 12 bit VLAN ID must be configured and bit 7 of the
VLAN ID MSB must be set. When VLAN is enabled, all incoming packets must have a VLAN ID
matching the configured 12 bit VLAN ID value. Incoming packets without a VLAN header will be
dropped when VLAN is enabled. The priority field in incoming VLAN packets is ignored. All
outgoing packets will have the specified VLAN ID and priority values inserted into the MAC
header.
11.7.4 SOL Parameters
The SOL payload type is enabled with a privilege level of operator. Neither payload encryption nor
payload authentication is forced. Serial characters are accumulated for as long as 40 milliseconds
or as many as 50 characters. SOL packets are retried every 100 milliseconds, up to seven times.
The SOL bit rate is 9.6 kbps.
11.7.5 Channel Parameters
Channel 1 is configured as “always available”, meaning that all RMCP traffic to the SBC LAN
adaptor is routed exclusively to the IPMC and not to system software.
For channel 1, User2 is enabled for general IPMI messaging (as opposed to SOL only messaging).
User2 has a privilege level of operator on channel 1.
11.7.6 Command Line Options
Available command-line options for the reference script are given in the following table.
Table 104. SOL Configuration Reference Script Command-line Options
Option Meaning
-h “help” - display usage, version number and a list of options. When this option is specified, all other
options are ignored.
-l “location” - specifies which blade to configure. When running on an Intel NetStructure
MPCMM0001 Chassis Management Module (CMM), this value should be one of
[“blade1”...“blade14”]. When running on a remote node, this value should be the IPMB address.
When running on the local processor, this option is ignored.
-m
“MAC” - specifies what MAC address should be used to configure the blade. The MAC address
should be given in the form ##:##:##:##:##:## where “##” is a hexadecimal number from 00 to FF.
NOTE: The MAC address must match the actual MAC address of the LAN adaptor.
-i “IP” - specifies which IP address should be used to configure the blade. The IP address should be
given in the form ###.###.###.### where “###” is a decimal number from 0 to 255
-j Specifies the IP address of the subnet’s gateway.
-n Specifies the MAC address of the subnet’s gateway.
-g “Gratuitous ARPs" - Turns on gratuitous ARPs. This switch must be specified for the MPCBL0001
blade.

Intel NetStructure® MPCBL0001 Technical Product Specification 161
Serial Over Lan (SOL)
11.7.7 Executing the SOL Client (ipmitool)
To start a SOL console, a user must first connect with the command:
ipmitool -I lanplus -L operator -H <HostIP> -U <UserName> -P <Password> sol
activate
The first argument given in this command line is the host name or IP address of the system on
which ipmitool is running.
The next two arguments are the SOL configured username and password on the SBC. These values
must match the current IPMC settings as set by the SOL configuration reference script.
11.8 Operating Environment
The SOL client utility supports the following operating system environments:
•MontaVista* Carrier Grade Linux* (CGE 3.1)

162 Technical Product Specification
Order #273817
Intel NetStructure® MPCBL0001 High Performance Single Board Computer
Contents
Maintenance 12
12.1 Supervision
There are four main components that perform hardware monitoring of voltages and timers. They
are listed in the table below.
12.2 Diagnostics
12.2.1 In-Target Probe (ITP)
The ITP connector allows connection of a tool that helps you observe and control the step-by-step
execution of your program for debugging hardware and software. Debugging includes finding a
hardware or software error and identifying the location and cause of the error so it can be corrected.
Intel continually looks for ways to maximize the development and delivery of mission-critical tools
to our internal validation teams and strategic OEM customers. As a result, Intel has put together a
third-party vendor program team which works with third-party vendors to develop and deliver
specific tools formerly supplied by Intel to internal and external customers.
Intel recommends visiting any of the Website URLs below, and selecting a vendor of your choice
to provide in-circuit emulation hardware and software.
•American Arium* currently develops in-circuit emulation and run control tools for Intel
processors for use by Intel BIOS and driver teams, Intel manufacturing, and OEM customers.
http://www.arium.com/
•Agilent Technologies* currently develops logic analyzer and probing tools for Intel processors
for use by Intel validation teams (chip, system, platform) and OEM customers.
http://we.home.agilent.com
•Tektronix* currently develops logic analyzer and probing tools for Intel processors for use by
Intel validation teams (chip, system, platform) and OEM customers.
http://www.tek.com/Measurement/logic_analyzers/index.html
Table 105. Hardware Monitoring Components
Component Function Monitors
Intelligent Platform Management
Controller
WDT #1 Commands from the BIOS. If the timer expires
(times out), causes a soft or hard reset.
Heceta-5 (ADM1026) Analog-to-Digital
converter
Voltages: +1.2 V, +1.5 V, +1.8 V, +3.3 VSB, +5 VSB,
VCPU, VTTDDR, +2.5 V, +12 V, -12 V, +5 V,
SuperCap (VBAT), IPMB_V, +1.8 VSB.
ICH3 (82801CA I/O Controller Hub 3) WDT #3 The first attempt to fetch an instruction after a power
failure.
PLD (2064VE) WDT #2 Strobes by IPMC firmware. If it expires, it isolates
MPCBL0001 from the backplane IPMB buses and
resets the IPMC.

Technical Product Specification 163
Order #273817
Intel NetStructure® MPCBL0001 High Performance Single Board Computer
Contents
Thermals 13
The pressure drop curves versus the flow rate in Figure 31 represents flow impedance of the slot
This information is provided in accordance with Section 5 of the PICMG 3.0 Specification. It will
aid the system integrator in using the MPCBL0001 SBC in various AdvancedTCA shelves.
Figure 31. Power vs. Flow Rate

164 Technical Product Specification
Order #273817
Intel NetStructure® MPCBL0001 High Performance Single Board Computer
Contents
Component Technology 14
The main components implemented on the Intel NetStructure® MPCBL0001 High Performance
Single Board Computer are listed in the table below.
Table 106. Main Components
Code Name Brand Name Package Type
LP Prestonia Low Voltage Intel® Xeon™ processor FCPGA2, Socket 604
ICH3 Intel® 82801CA I/O Controller Hub 3 421-ball, BGA
P64H2 Intel® 82870P2 64-bit PCI/PCI-X Controller Hub 2 567-ball, FC-BGA
Plumas 533 Intel® E7501 chipset N/A
Plumas MCH Intel® E7501 Memory Controller Hub 1005-ball, FC-BGA
Anvik Intel® 82546 Dual Gigabit Ethernet Controller 364 -ball, TFBGA
Super I/O Standard Microsystems Corp.* LPC47B272 100-pin, QFP
Fibre Channel Controller Qlogic Corp.* ISP2312 388-ball, EPBGA-T
Fibre Channel Controller SRAM Micron Semiconductor* MT58L256L118F 165-ball, FBGA
IPMC Intel® IPMC 156-ball, BGA
FWH Intel® 82802AC Firmware Hub 32-pin, PLCC.

Technical Product Specification 165
Order #273817
Intel NetStructure® MPCBL0001 High Performance Single Board Computer
Contents
Warranty Information 15
15.1 Intel NetStructure® Compute Boards and Platform
Products Limited Warranty
Intel warrants to the original owner that the product delivered in this package will be free from
defects in material and workmanship for two (2) year(s) following the latter of: (i) the date of
purchase only if you register by returning the registration card as indicated thereon with proof of
purchase; or (ii) the date of manufacture; or (iii) the registration date if by electronic means
provided such registration occurs within 30 days from purchase. This warranty does not cover the
product if it is damaged in the process of being installed. Intel recommends that you have the
company from whom you purchased this product install the product.
THE ABOVE WARRANTY IS IN LIEU OF ANY OTHER WARRANTY, WHETHER
EXPRESS, IMPLIED OR STATUTORY, INCLUDING, BUT NOT LIMITED TO, ANY
WARRANTY OF MERCHANTABILITY, FITNESS FOR A PARTICULAR PURPOSE, ANY
WARRANTY OF INFRINGEMENT OF ANY OTHER PARTY'S INTELLECTUAL
PROPERTY RIGHTS, OR ANY WARRANTY ARISING OUT OF ANY PROPOSAL,
SPECIFICATION OR SAMPLE.
This warranty does not cover replacement of products damaged by abuse, accident, misuse,
neglect, alteration, repair, disaster, improper installation or improper testing. If the product is found
to be otherwise defective, Intel, at its option, will replace or repair the product at no charge except
as set forth below, provided that you deliver the product along with a return material authorization
(RMA) number (see below) either to the company from whom you purchased it or to Intel. If you
ship the product, you must assume the risk of damage or loss in transit. You must use the original
container (or the equivalent) and pay the shipping charge. Intel may replace or repair the product
with either a new or reconditioned product, and the returned product becomes Intel's property. Intel
warrants the repaired or replaced product to be free from defects in material and workmanship for a
period of the greater of: (i) ninety (90) days from the return shipping date; or (ii) the period of time
remaining on the original two (2) year warranty.
This warranty gives you specific legal rights and you may have other rights which vary from state
to state. All parts or components contained in this product are covered by Intel's limited warranty
for this product. The product may contain fully tested, recycled parts, warranted as if new.
15.2 Returning a Defective Product (RMA)
Before returning any product, contact an Intel Customer Support Group to obtain either a Direct
Return Authorization (DRA) or Return Material Authorization (RMA). Return Material
Authorizations are only available for products purchased within 30 days.
Return contact information by geography:

166 Technical Product Specification
Order #273817
Intel NetStructure® MPCBL0001 High Performance Single Board Computer
Contents
15.3 For the Americas
Return Material Authorization (RMA) credit requests e-mail address: requests.rma@intel.com
Direct Return Authorization (DRA) repair requests e-mail address: uspss.repair@intel.com
DRA on-line form: http://support.intel.com/support/motherboards/draform.htm
Intel Business Link (IBL): http://www.intel.com/ibl
Telephone No.: 1-800-INTEL4U or 480-554-4904
Office Hours: Monday - Friday 0700-1700 MST Winter / PST Summer
15.3.1 For Europe, Middle East, and Africa (EMEA)
Return Material Authorization (RMA) e-mail address EMEA.Returns@Intel.com
Direct Return Authorization (DRA) for repair requests e-mail address: EMEA.Returns@Intel.com
Intel Business Link (IBL): http://www.intel.com/ibl
Telephone No.: 00 44 1793 403063
Fax No.: 00 44 1793 403109
Office Hours: Monday - Friday 0900-1700 UK time
15.3.2 For Asia and Pacific (APAC)
RMA/DRA requests e-mail address: apac.rma.front-end@intel.com
Telephone No.: 604-859-3111 or 604-859-3325
Fax No.: 604-859-3324
Office Hours: Monday - Friday 0800-1700 Malaysia time
Return Material Authorization (RMA) requests e-mail address: rma.center.jpss@intel.com
Telephone No.: 81-298-47-0993 or 81-298-47-5417
Fax No.: 81-298-47-4264
Direct Return Authorization (DRA) for repair requests, contact the JPSS Repair center.
E-mail address: sugiyamakx@intel.co.jp
Telephone No.: 81-298-47-8920
Fax No.: 81-298-47-5468
Office Hours: Monday - Friday 0830-1730 Japan time

Technical Product Specification 167
Order #273817
Intel NetStructure® MPCBL0001 High Performance Single Board Computer
Contents
If the Customer Support Group verifies that the product is defective, they will have the Direct
Return Authorization/Return Material Authorization Department issue you a DRA/RMA number
to place on the outer package of the product. Intel cannot accept any product without a DRA/RMA
number on the package. Limitation of Liability and Remedies
INTEL SHALL HAVE NO LIABILITY FOR ANY INDIRECT OR SPECULATIVE DAMAGES
(INCLUDING, WITHOUT LIMITING THE FOREGOING, CONSEQUENTIAL, INCIDENTAL
AND SPECIAL DAMAGES) ARISING FROM THE USE OF OR INABILITY TO USE THIS
PRODUCT, WHETHER ARISING OUT OF CONTRACT, NEGLIGENCE, TORT, OR UNDER
ANY WARRANTY, OR FOR INFRINGEMENT OF ANY OTHER PARTY'S INTELLECTUAL
PROPERTY RIGHTS, IRRESPECTIVE OF WHETHER INTEL HAS ADVANCE NOTICE OF
THE POSSIBILITY OF ANY SUCH DAMAGES, INCLUDING, BUT NOT LIMITED TO LOSS
OF USE, BUSINESS INTERRUPTIONS, AND LOSS OF PROFITS. NOTWITHSTANDING
THE FOREGOING, INTEL'S TOTAL LIABILITY FOR ALL CLAIMS UNDER THIS
AGREEMENT SHALL NOT EXCEED THE PRICE PAID FOR THE PRODUCT. THESE
LIMITATIONS ON POTENTIAL LIABILITIES WERE AN ESSENTIAL ELEMENT IN
SETTING THE PRODUCT PRICE. INTEL NEITHER ASSUMES NOR AUTHORIZES
ANYONE TO ASSUME FOR IT ANY OTHER LIABILITIES.
Some states do not allow the exclusion or limitation of incidental or consequential damages, so the
above limitations or exclusions may not apply to you.

168 Technical Product Specification
Order #273817
Intel NetStructure® MPCBL0001 High Performance Single Board Computer
Contents
Customer Support 16
16.1 Customer Support
This chapter offers technical and sales assistance information for this product. Information on
returning an Intel NetStructure® product for service is in the following chapter.
16.2 Technical Support and Return for Service
Assistance
For all product returns and support issues, please contact your Intel product distributor or Intel
Sales Representative for specific information.
16.3 Sales Assistance
If you have a sales question, please contact your local Intel NetStructure Sales Representative or
the Regional Sales Office for your area. Address, telephone and fax numbers, and additional
information is available at Intel's web site located at:
http://www.intel.com/network/csp/sales/
Intel Corporation
Telephone (in U.S.) 1-800-755-4444
Telephone (Outside U.S.) 1-973-993-3030
Fax 1-973-967-8780
16.4 Product Code Summary
Table 107 presents the MPCBL0001 product codes.
Table 107. MPCBL0001 Product Code Summary
Product Code MM# Description
MPCBL001F04 855965 2.0 GHz DP SBC with Fibre Channel
MPCBL001N04 855964 2.0 GHz DP SBC without Fibre Channel
MPCBL0001F04Q 875601 2.0GHz DP SBC with Fibre Channel
(RoHS compliant)
MPCBL0001N04Q 875602 2.0GHz DP SBC without Fibre Channel
(RoHS compliant)

Technical Product Specification 169
Order #273817
Intel NetStructure® MPCBL0001 High Performance Single Board Computer
Contents
Certifications 17
The Intel NetStructure® MPCBL0001 High Performance Single Board Computer has the following
approvals:
•UL/cUL 60950
•EN/IEC 60950
•EN55024
•VCCI
•AS/NZS3548
•BSMI
For the The Intel NetStructure® MPCBL0001N04 Single Board Computer and Intel NetStructure®
MPCBL0001F04 Single Board Computer, all boards with the TA# C13354-010 and C55360-011
(or below) respectively have the following approvals:
•EN55022 Class A
•FCC CFR47 Part 15 Class A
Refer to Section 18, “Agency Information—Class A” on page 170 for specific details.
For the MPCBL0001N04 and MPCBL0001F04 Single Board Computers, all boards with the TA#
C13354-013 and C55360-014 (or above) respectively have the following approvals:
•EN55022 Class B
•FCC CFR47 Part 15 Class B
Refer to Section 19, “Agency Information—Class B” on page 173 for specific details.
The Intel NetStructure® MPCBL0001F04Q Single Board Computer and Intel NetStructure®
MPCBL0001N04Q Single Board Computer have been verified to be compliant with the European
Directive 2002/95/EC, officially titled “The Restriction on the Use of Hazardous Substances
(RoHS) in Electrical and Electronic Equipment” or RoHS. Specifically, this product uses only
RoHS compliant parts and Pb-free solder and may take advantage of certain exemptions referenced
within the Directive. Refer to Appendix C for the Material Declaration Data Sheet (MDDS) for
these two products.

170 Technical Product Specification
Order #273817
Intel NetStructure® MPCBL0001 High Performance Single Board Computer
Contents
Agency Information—Class A 18
18.1 North America (FCC Class A)
FCC Verification Notice
This device complies with Part 15 of the FCC Rules. Operation is subject to the following two
conditions: (1) this device may not cause harmful interference, and (2) this device must accept any
interference received, including interference that may cause undesired operation.
For questions related to the EMC performance of this product, contact:
Intel Corporation
5200 N.E. Elam Young Parkway
Hillsboro, OR 97124
1-800-628-8686
This equipment has been tested and found to comply with the limits for a Class A digital device,
pursuant to Part 15 of the FCC Rules. These limits are designed to provide reasonable protection
against harmful interference when the equipment is operated in a commercial environment. This
equipment generates, uses, and can radiate radio frequency energy if not installed and used in
accordance with the instruction manual, may cause harmful interference to radio communications.
Operation of this equipment in a residential area is likely to cause harmful interference in which
case the use will be required to correct the interference at his own expense.
18.2 Canada – Industry Canada (ICES-003 Class A)
(English and French-translated)
CANADA – INDUSTRY CANADA
Cet appareil numérique respecte les limites bruits radioélectriques applicables aux appareils
numériques de Classe A prescrites dans la norme sur le matériel brouilleur: “Appareils
Numériques”, NMB-003 édictée par le Ministre Canadian des Communications.
(English translation of the notice above) This digital apparatus does not exceed the Class A limits
for radio noise emissions from digital apparatus set out in the interference-causing equipment
standard entitled “Digital Apparatus,” ICES-003 of the Canadian Department of Communications.
18.3 Safety Instructions (English and French-translated)
18.3.1 English
CAUTION: This equipment is designed to permit the connection of the earthed conductor of the
d.c. supply circuit to the earthing conductor at the equipment. See installation instructions. If this
connection is made, all of the following conditions must be met:

Technical Product Specification 171
Order #273817
Intel NetStructure® MPCBL0001 High Performance Single Board Computer
Contents
-This equipment shall be connected directly to the DC supply system earthing electrode conductor
or to a bonding jumper from an earthing terminal bar or bus to which the DC supply system
earthing electrode conductor is connected.
-This equipment shall be located in the same immediate area (such as adjacent cabinets) as any
other equipment that has a connection between the earthed conductor of the same DC supply
circuit and the earthing conductor, and also the point of earthing of the DC system. The DC system
shall not be earthed elsewhere.
-The DC supply source shall be located within the same premises as this equipment.
-Switching or disconnecting devices shall be in the earthed circuit conductor between the DC
source and the point of connection of the earthing electrode conductor.
18.3.2 French
Cet appareil est conçu pour permettre le raccordement du conducteur relié à la terre du circuit
d’alimentation c.c. au conducteur de terre de l’appareil. Cet appareil est conçu pour permettre le
raccordement du conducteur relié à la terre du circuit d’alimentation c.c. au conducteur de terre de
l’appareil. Pour ce raccordement, toutes les conditions suivantes doivent être respectées:
- Ce matériel doit être raccordé directement au conducteur de la prise de terre du circuit
d’alimentation c.c. ou à une tresse de mise à la masse reliée à une barre omnibus de terre laquelle
est raccordée à l’électrode de terre du circuit d’alimentation c.c.
- Les appareils dont les conducteurs de terre respectifs sont raccordés au conducteur de terre du
même circuit d’alimentation c.c. doivent être installés à proximité les uns des autres (p.ex., dans
des armoires adjacentes) et à proximité de la prise de terre du circuit d’alimentation c.c. Le circuit
d’alimentation c.c. ne doit comporter aucune autre prise de terre. matériel. - Il ne doit y avoir.
– La source d’alimentation du circuit c.c. doit être située dans la même pièce que le aucun
dispositif de commutation ou de sectionnement entre le point de raccordement au conducteur de la
source d’alimentation c.c. et le point de raccordement à la prise de terre.
18.4 Taiwan Class A Warning Statement

172 Technical Product Specification
Order #273817
Intel NetStructure® MPCBL0001 High Performance Single Board Computer
Contents
18.5 Japan VCCI Class A
18.6 Korean Class A
18.7 Australia, New Zealand

Technical Product Specification 173
Order #273817
Intel NetStructure® MPCBL0001 High Performance Single Board Computer
Contents
Agency Information—Class B 19
19.1 North America (FCC Class B)
FCC Verification Notice
This device complies with Part 15 of the FCC Rules. Operation is subject to the following two
conditions: (1) this device may not cause harmful interference, and (2) this device must accept any
interference received, including interference that may cause undesired operation.
For questions related to the EMC performance of this product, contact:
Intel Corporation
5200 N.E. Elam Young Parkway
Hillsboro, OR 97124
1-800-628-8686
This equipment has been tested and found to comply with the limits for a Class B digital device,
pursuant to Part 15 of the FCC Rules. These limits are designed to provide reasonable protection
against harmful interference when the equipment is operated in a commercial environment. This
equipment generates, uses, and can radiate radio frequency energy if not installed and used in
accordance with the instruction manual, may cause harmful interference to radio communications.
Operation of this equipment in a residential area is likely to cause harmful interference in which
case the use will be required to correct the interference at his own expense.
19.2 Canada – Industry Canada (ICES-003 Class B)
(English and French-translated)
CANADA – INDUSTRY CANADA
Cet appareil numérique respecte les limites bruits radioélectriques applicables aux appareils
numériques de Classe B prescrites dans la norme sur le matériel brouilleur: “Appareils
Numériques”, NMB-003 édictée par le Ministre Canadian des Communications.
(English translation of the notice above) This digital apparatus does not exceed the Class B limits
for radio noise emissions from digital apparatus set out in the interference-causing equipment
standard entitled “Digital Apparatus,” ICES-003 of the Canadian Department of Communications.
19.3 Safety Instructions (English and French-translated)
19.3.1 English
CAUTION: This equipment is designed to permit the connection of the earthed conductor of the
d.c. supply circuit to the earthing conductor at the equipment. See installation instructions. If this
connection is made, all of the following conditions must be met:

174 Technical Product Specification
Order #273817
Intel NetStructure® MPCBL0001 High Performance Single Board Computer
Contents
-This equipment shall be connected directly to the DC supply system earthing electrode conductor
or to a bonding jumper from an earthing terminal bar or bus to which the DC supply system
earthing electrode conductor is connected.
-This equipment shall be located in the same immediate area (such as adjacent cabinets) as any
other equipment that has a connection between the earthed conductor of the same DC supply
circuit and the earthing conductor, and also the point of earthing of the DC system. The DC system
shall not be earthed elsewhere.
-The DC supply source shall be located within the same premises as this equipment.
-Switching or disconnecting devices shall be in the earthed circuit conductor between the DC
source and the point of connection of the earthing electrode conductor.
19.3.2 French
Cet appareil est conçu pour permettre le raccordement du conducteur relié à la terre du circuit
d’alimentation c.c. au conducteur de terre de l’appareil. Cet appareil est conçu pour permettre le
raccordement du conducteur relié à la terre du circuit d’alimentation c.c. au conducteur de terre de
l’appareil. Pour ce raccordement, toutes les conditions suivantes doivent être respectées:
- Ce matériel doit être raccordé directement au conducteur de la prise de terre du circuit
d’alimentation c.c. ou à une tresse de mise à la masse reliée à une barre omnibus de terre laquelle
est raccordée à l’électrode de terre du circuit d’alimentation c.c.
- Les appareils dont les conducteurs de terre respectifs sont raccordés au conducteur de terre du
même circuit d’alimentation c.c. doivent être installés à proximité les uns des autres (p.ex., dans
des armoires adjacentes) et à proximité de la prise de terre du circuit d’alimentation c.c. Le circuit
d’alimentation c.c. ne doit comporter aucune autre prise de terre. matériel. - Il ne doit y avoir
– La source d’alimentation du circuit c.c. doit être située dans la même pièce que le aucun
dispositif de commutation ou de sectionnement entre le point de raccordement au conducteur de la
source d’alimentation c.c. et le point de raccordement à la prise de terre.
19.4 Japan VCCI Class B

Technical Product Specification 175
Order #273817
Intel NetStructure® MPCBL0001 High Performance Single Board Computer
Contents
19.5 Korean Class B
19.6 Australia, New Zealand

176 Technical Product Specification
Order #273817
Intel NetStructure® MPCBL0001 High Performance Single Board Computer
Contents
Safety Warnings 20
Caution: Review the following precautions to avoid personal injury and prevent damage to this product or
products to which it is connected. To avoid potential hazards, use the product only as specified.
Read all safety information provided in the component product user manuals and understand the
precautions associated with safety symbols, written warnings, and cautions before accessing parts
or locations within the unit. Save this document for future reference.
AC AND/OR DC POWER SAFETY WARNING: The AC and/or DC Power cord is the unit’s
main AC and/or DC disconnecting device, and must be easily accessible at all times. Auxiliary AC
and/or DC On/Off switches and/or circuit breaker switches are for power control functions only
(NOT THE MAIN DISCONNECT).
IMPORTANT: See installation instructions before connecting to the supply.
For AC systems, use only a power cord with a grounded plug and always make connections to a
grounded main. Each power cord must be connected to a dedicated branch circuit.
For DC systems, this unit relies on the building's installation for short circuit (over-current)
protection. Ensure that a Listed and Certified fuse or circuit breaker no larger than 72VDC, 15A is
used on all current carrying conductors. For permanently connected equipment, a readily
accessible disconnect shall be incorporated in the building installation wiring. For permanent
connections, use copper wire of the gauge specified in the system's user manual.
The enclosure provides a separate Earth ground connection stud. Make the Earth ground
connection prior to applying power or peripheral connections and never disconnect the Earth
ground while power or peripheral connections exist.
To reduce the risk of electric shock from a telephone or Ethernet* system, connect the unit's main
power before making these connections. Disconnect these connections before removing main
power from the unit.
RACK MOUNT ENCLOSURE SAFETY: This unit may be intended for stationary rack
mounting. Mount in a rack designed to meet the physical strength requirements of NEBS GR-63-
CORE and NEBS GR 487. Disconnect all power sources and external connections prior to
installing or removing the unit from a rack.
System weight may be minimized prior to mounting by removing all hot-swappable equipment.
Mount your system in a way that ensures even loading of the rack. Uneven weight distribution can
result in a hazardous condition. Secure all mounting bolts when rack mounting the enclosure.
Warning: Verify power cord and outlet compatibility: Use the appropriate power cords for your
power outlet configurations. Visit the following web site for additional information: http://
kropla.com/electric2.htm.
Warning: Avoid electric overload, heat, shock, or fire hazard: Only connect the system to a to
a properly rated supply circuit as specified in the product user manual. Do not make connections to
terminals outside the range specified for that terminal. See the product user manual for correct
connections.

Technical Product Specification 177
Order #273817
Intel NetStructure® MPCBL0001 High Performance Single Board Computer
Contents
Warning: Avoid electric shock: Do not operate in wet, damp, or condensing conditions. To avoid
electric shock or fire hazard, do not operate this product with enclosure covers or panels removed.
Warning: Avoid electric shock: For units with multiple power sources, disconnect all external
power connections before servicing.
Warning: Power supplies must be replaced by qualified service personnel only.
Caution: System environmental requirements: Components such as Processor Boards, Ethernet
Switches, etc., are designed to operate with external airflow. Components can be destroyed if they
are operated without external airflow. External airflow is normally provided by chassis fans when
components are installed in compatible chassis. Never restrict the airflow through the unit's fan or
vents. Filler panels or air management boards must be installed in unused chassis slots.
Environmental specifications for specific products may differ. Refer to product user manuals for
airflow requirements and other environmental specifications.
Warning: Device heatsinks may be hot during normal operation: To avoid burns, do not allow
anything to touch heatsinks.
Warning: Avoid injury, fire hazard, or explosion: Do not operate this product in an explosive
atmosphere.
Caution: Lithium batteries. There is a danger of explosion if a battery is incorrectly replaced or
handled. Do not disassemble or recharge the battery. Do not dispose of the battery in fire. When the
battery is replaced, the same type (CR2032) or an equivalent type recommended by the
manufacturer must be used. Used batteries must be disposed of according to the manufacturer's
instructions.
Warning: Avoid injury: This product may contain one or more laser devices that are visually
accessible depending on the plug-in modules installed. Products equipped with a laser device must
comply with International Electrotechnical Commission (IEC) 60825.
20.1 Mesures de Sécurité
AVERTISSEMENT CONCERNANT LA SÉCURITÉ DE L'ALIMENTATION C.A. ET/OU
C.C. : le câble d'alimentation C.A. et/ou C.C. constitue le dispositif de déconnexion principal de
l'alimentation électrique de l'unité et doit être facilement accessible à tous moments. Les
commutateurs de marche/arrêt C.A. et/ou C.C. et/ou les commutateurs disjoncteurs auxiliaires
permettent uniquement de contrôler l'alimentation (ET NON LA DÉCONNEXION
PRINCIPALE).
IMPORTANT : reportez-vous aux instructions d'installation avant de connecter le bloc
d'alimentation.
Veuillez suivre les mesures de sécurité suivantes pour éviter tout accident corporel et ne pas
endommager ce produit ou tout autre produit lui étant connecté. Pour éviter tout danger, veillez à
utiliser le produit conformément aux spécifications mentionnées.
Lisez toutes les informations de sécurité fournies dans les manuels de l'utilisateur des produits
composants et veillez à bien comprendre les mesures associées aux symboles de sécurité, aux
avertissements écrits et aux mises en garde avant d'accéder à certains éléments ou emplacements de
l'unité. Conservez ce document comme outil de référence.

178 Technical Product Specification
Order #273817
Intel NetStructure® MPCBL0001 High Performance Single Board Computer
Contents
Pour les systèmes C.A., utilisez uniquement un câble d'alimentation avec une prise de terre et
établissez toujours les connexions à une prise secteur mise à la terre. Chaque câble d'alimentation
doit être connecté à un circuit terminal dédié.
Pour les systèmes C.C., la protection de cette unité repose sur les coupe-circuits (surintensité) du
bâtiment. Assurez-vous d'utiliser un fusible ou un disjoncteur répertorié et certifié ne dépassant pas
72 VCC et 15 A pour tous les conducteurs de courant. Pour les équipements connectés en
permanence, un sectionneur facilement accessible doit être incorporé au câblage du bâtiment. Pour
les connexions permanentes, utilisez des câbles en cuivre d'un calibre conforme à celui spécifié
dans le manuel de l'utilisateur du système.
Le boîtier fournit un connecteur de mise à la terre séparé. Établissez la connexion à la terre avant de
mettre le système sous tension ou de connecter des périphériques. Veillez à ne jamais déconnecter
la mise à la terre tant que le système est sous tension ou si des périphériques sont connectés.
Pour réduire le risque d'un choc électrique en provenance d'un téléphone ou d'un système
Ethernet*, connectez l'alimentation principale de l'unité avant d'établir ces connexions. De même,
déconnectez-les avant de couper l'alimentation principale de l'unité.
SÉCURITÉ DU BOÎTIER POUR UN MONTAGE EN BAIE : cette unité peut être destinée à
un montage en baie stationnaire. Le montage en baie doit satisfaire aux exigences sur la résistance
physique des normes NEBS GR-63-CORE et NEBS GR 487. Déconnectez toutes les sources
d'alimentation et les connexions externes avant d'installer ou de supprimer l'unité d'une baie.
Minimisez la masse du système avant le montage en retirant l'équipement permutable à chaud.
Assurez-vous que le système est réparti de manière uniforme sur la baie. Une distribution inégale
de la masse du système peut présenter des risques. Fixez tous les boulons lors de l'installation du
boîtier dans une baie.
Avertissement : vérifiez que le câble d'alimentation et la prise sont compatibles. Utilisez les
câbles d'alimentation correspondant à la configuration de vos prises de courant. Pour de plus
amples informations, visitez le site Web suivant : http://kropla.com/electric2.htm.
Avertissement : évitez toute forme de surcharge, chaleur, choc électrique ou incendie.
Connectez uniquement le système à un circuit d'alimentation dûment répertorié conformément aux
spécifications du manuel de l'utilisateur du produit. N'établissez pas de connexions à des terminaux
en dehors des limites spécifiées pour ce terminal. Reportez-vous au manuel de l'utilisateur du
produit pour les connections adéquates.
Avertissement : évitez les chocs électriques. N'utilisez pas ce produit dans des endroits humides,
mouillés ou provoquant de la condensation. Pour éviter tout risque de choc électrique ou
d'incendie, n'utilisez pas ce produit si les couvercles ou les panneaux du boîtier ne sont pas en
place.
Avertissement : évitez les chocs électriques. Pour les unités comportant plusieurs sources
d'alimentation, déconnectez toutes les sources d'alimentation externes avant de procéder aux
réparations.
Avertissement : les blocs d'alimentation doivent être remplacés exclusivement par des
techniciens d'entretien qualifiés.
Attention : exigences environnementales du système : les composants tels que les cartes de
processeurs, les commutateurs Ethernet, etc., sont conçus pour fonctionner avec un flux d'air
externe. Les composants peuvent être détruits s'ils fonctionnent dans d'autres conditions. Le flux
d'air externe est généralement produit par les ventilateurs des châssis lorsque les composants sont
installés dans des châssis compatibles. Veillez à ne jamais obstruer le flux d'air alimentant le

Technical Product Specification 179
Order #273817
Intel NetStructure® MPCBL0001 High Performance Single Board Computer
Contents
ventilateur ou les conduits de l'unité. Des boucliers ou des panneaux de gestion de l'air doivent être
installés dans les connecteurs inutilisés du châssis. Les spécifications environnementales peuvent
varier d'un produit à un autre. Veuillez-vous reporter au manuel de l'utilisateur pour déterminer les
exigences en matière de flux d'air et d'autres spécifications environnementales.
Avertissement : les dissipateurs de chaleur de l'appareil peuvent être chauds lors d'un
fonctionnement normal. Pour éviter tout risque de brûlure, veillez à ce que rien n'entre en contact
avec les dissipateurs de chaleur.
Avertissement : évitez les blessures, les incendies ou les explosions. N'utilisez pas ce produit
dans une atmosphère présentant des risques d'explosion.
Attention : les batteries au lithium. Celles-ci peuvent exploser si elles sont incorrectement
remplacées ou manipulées. Veillez à ne pas désassembler ni à recharger la batterie. Veillez à ne pas
jeter la batterie au feu. Lors du remplacement de la batterie, utilisez le même type de batterie
(CR2032) ou un type équivalent recommandé par le fabricant. Les batteries usagées doivent être
mises au rebut conformément aux instructions du fabricant.
Avertissement : évitez les blessures. Ce produit peut contenir un ou plusieurs périphériques laser
visuellement accessibles en fonction des modules plug-in installés. Les produits équipés d'un
périphérique laser doivent être conformes à la norme IEC (International Electrotechnical
Commission) 60825.
20.2 Sicherheitshinweise
SICHERHEITSWARNUNG FÜR WECHSELSTROM UND/ODER GLEICHSTROM: Die
Stromversorgung des Gerätes wird über das Wechselstrom- und/oder Gleichstromkabel
unterbrochen und muss daher jederzeit leicht zugänglich sein. Zusätzliche Ein-/Aus-Schalter für
Wechselstrom und/oder Gleichstrom und/oder Leistungsschalter dienen lediglich der Steuerung
der Stromversorgung (NICHT ABER DER UNTERBRECHUNG DER
STROMVERSORGUNG).
WICHTIG: Lesen Sie vor dem Anschließen der Stromversorgung die Installationsanweisungen!
Wechselstromsysteme: Verwenden Sie nur ein Stromkabel mit geerdetem Stecker und verbinden
Sie dieses immer nur mit einer geerdeten Steckdose. Jedes Stromkabel muss an einen eigenen
Stromkreis angeschlossen werden.
Gleichstromsysteme: Dieses Gerät basiert auf dem im Gebäude installierten Schutz vor
Kurzschlüssen (Netzüberlastung). Stellen Sie sicher, dass für alle stromführenden Leiter eine
zertifizierte Sicherung oder ein Leistungsschalter mit nicht mehr als 72V Gleichstrom, 15A
verwendet wird. Für Geräte, die ständig angeschlossen sind, sollte in der Gebäudeverkabelung ein
leicht zugänglicher Trennschalter installiert werden. Für eine permanente Verbindung verwenden
Sie Kupferdraht der im Benutzerhandbuch des Systems angegebenen Stärke.
Lesen Sie bitte die folgenden Sicherheitshinweise, um Verletzungen und Beschädigungen dieses
Produkts oder der angeschlossenen Produkte zu verhindern. Verwenden Sie das Produkt nur gemäß
den Anweisungen, um mögliche Gefahren zu vermeiden.
Lesen Sie alle Sicherheitsinformationen in den Benutzerhandbüchern der zu dem Produkt gehörenden
Komponenten und machen Sie sich mit den Hinweisen zu den Sicherheitssymbolen, schriftlichen
Warnungen und Vorsichtsmaßnahmen vertraut, ehe Sie Teile oder Stellen des Geräts anfassen.
Bewahren Sie dieses Dokument gut auf, um später darin nachlesen zu können.

180 Technical Product Specification
Order #273817
Intel NetStructure® MPCBL0001 High Performance Single Board Computer
Contents
Das Gehäuse verfügt über einen eigenen Erdungs-Verbindungsbolzen. Stellen Sie die
Erdungsverbindung her, ehe Sie das Stromkabel oder Peripheriegeräte anschließen, und trennen
Sie die Erdungsverbindung niemals, so lange Strom- und Peripherieverbindungen angeschlossen
sind.
Um die Gefahr eines durch ein Telefon oder Ethernet*-System bedingten elektrischen Schlags zu
verringern, schließen Sie das Stromkabel des Geräts an, ehe Sie diese Verbindungen einrichten.
Trennen Sie diese Verbindungen, ehe Sie die Hauptstromversorgung des Geräts unterbrechen.
SICHERHEITSHINWEISE BEI GESTELLMONTAGE: Dieses Gerät kann stationär in einem
Gestell angebracht werden. Das Gestell muss den Anforderungen an eine physische Stärke laut
NEBS GR-63-CORE und NEBS GR 487 entsprechen. Trennen Sie vor der Installation oder dem
Abbau des Geräts in einem Gestell alle Strom- und externen Verbindungen.
Das Gewicht des Systems kann vor dem Einbau verringert werden, indem man alle während des
Betriebs austauschbaren Elemente entfernt. Achten Sie darauf, das System so aufzustellen, dass
das Gestell gleichmäßig belastet wird. Eine ungleiche Verteilung des Gewichts kann gefährlich
werden. Befestigen Sie alle Sicherungsbolzen, wenn Sie das Gehäuse in einem Gestell montieren.
Warnung: Überprüfen Sie, ob Stromkabel und Steckdose kompatibel sind: Verwenden Sie die
Ihrer Stromkonfiguration entsprechenden Stromkabel. Weitere Informationen finden Sie auf
folgender Website: http://kropla.com/electric2.htm.
Warnung: Vermeiden Sie elektrische Überlastung, Hitze, elektrischen Schlag oder
Feuergefahr: Schließen Sie das System nur an einen den Spezifikationen des Produkt-
Benutzerhandbuchs entsprechenden Stromkreis an. Stellen Sie keine Verbindung zu Terminals her,
die nicht den jeweiligen Spezifikationen entsprechen. Für die korrekten Verbindungen siehe das
Benutzerhandbuch des Produkts.
Warnung: Vermeiden Sie einen elektrischen Schlag: Unterlassen Sie den Betrieb in nassen,
feuchten oder kondensierenden Betriebsumgebungen. Um die Gefahr eines elektrischen Schlags
oder eines Feuers zu vermeiden, betreiben Sie dieses Produkt nicht ohne Gehäuse oder
Abdeckungen.
Warnung: Vermeiden Sie einen elektrischen Schlag: Trennen Sie bei Geräten mit mehreren
Stromquellen vor der Wartung alle externen Stromverbindungen.
Warnung: Netzteile dürfen nur von qualifizierten Servicemitarbeitern ausgewechselt
werden.
Vorsicht: Anforderungen an die Systemumgebung:
Komponenten wie Prozessor-Boards, Ethernet-Schalter
usw. sind auf den Betrieb mit externer Luftzufuhr ausgelegt. Diese Komponenten können bei Betrieb ohne
externe Luftzufuhr beschädigt werden. Wenn die Komponenten in einem kompatiblen Gehäuse installiert sind,
wird Luft von außen normalerweise durch Gehäuselüfter zugeführt. Blockieren Sie niemals die Luftzufuhr der
Gerätelüfter oder -ventilatoren. In ungenutzten Gehäusesteckplätzen müssen Füllelemente oder
Luftsteuerungseinheiten eingesetzt werden. Die Betriebsbedingungen können zwischen den verschiedenen
Produkten variieren. Für die Anforderungen an die Belüftung und andere Betriebsbedingungen siehe die
Benutzerhandbücher der jeweiligen Produkte.
Warnung: Die Kühlkörper des Geräts können sich während des normalen Betriebs erhitzen:
Um Verbrennungen zu vermeiden, sollte jeder Kontakt mit den Kühlkörpern vermieden werden.
Warnung: Vermeiden Sie Verletzungen, Feuergefahr oder Explosionen: Unterlassen Sie den
Betrieb dieses Produkts in einer explosionsgefährdeten Betriebsumgebung.

Technical Product Specification 181
Order #273817
Intel NetStructure® MPCBL0001 High Performance Single Board Computer
Contents
Vorsicht: Lithiumbatterien. Bei unsachgemäßem Austausch oder Umgang mit Batterien besteht
Explosionsgefahr. Zerlegen Sie die Batterie nicht und laden Sie diese nicht wieder auf. Entsorgen
Sie die Batterie nicht durch Verbrennen. Beim Auswechseln der Batterie muss dasselbe oder ein
der Händlerempfehlung gleichwertiges Modell verwendet werden (CR2032). Gebrauchte Batterien
müssen entsprechend den Anweisungen des Herstellers entsorgt werden.
Warnung: Vermeiden Sie Verletzungen: Dieses Produkt kann ein oder mehrere Lasergeräte
enthalten, die abhängig von den installierten Plug-In-Modulen optisch zugänglich sind. Mit einem
Lasergerät ausgestattete Produkte müssen der International Electrotechnical Commission (IEC)
60825 entsprechen.
20.3 Norme di Sicurezza
AVVISO DI SICUREZZA RELATIVO ALL'ALIMENTAZIONE IN C.A. E/O C.C. Il cavo
di alimentazione in c.a. e/o c.c. rappresenta il dispositivo principale per interrompere
l'alimentazione in c.a. e/o c.c. dell'unità e deve sempre essere facilmente accessibile. Gli
interruttori di accensione/spegnimento ausiliari per l'alimentazione in c.a. e/o c.c. hanno l'unico
scopo di controllare l'alimentazione (NON INTERROMPONO L'ALIMENTAZIONE
PRINCIPALE).
IMPORTANTE: prima di collegare l'unità alla fonte di alimentazione, leggere le istruzioni di
installazione.
Per i sistemi CA, usare solo un cavo di alimentazione con una spina provvista di una messa a terra
e collegarsi sempre a prese provviste di una messa a terra. Ogni cavo di alimentazione deve essere
collegato ad un circuito derivato dedicato.
Per i sistemi CC, la presente unità può usufruire dell'eventuale installazione integrata nell'edificio
per la protezione contro i cortocircuiti (sovratensione). Assicurarsi della presenza di un fusibile o di
un circuito derivato non superiore a 72 V c.c., 15 A, certificato e conforme alla normativa in
vigore, in tutti i conduttori portanti. Per gli apparecchi collegati in modo permanente, è necessario
inserire nel circuito dell'edificio un interruttore ad accesso immediato. Per i collegamenti
permanenti, usare il filo di rame del diametro specificato nella guida per l'utente relativa al sistema.
Il materiale fornito comprende un perno per il collegamento della messa a terra. Assicurare il
collegamento della messa a terra prima di alimentare l'unità o prima di collegarla alle periferiche e
non scollegare mai la messa a terra quando l'unità è alimentata o collegata a periferiche.
Per ridurre il rischio di scariche elettriche da parte della linea telefonica o dalla rete Ethernet*,
collegare l'unità all'alimentazione principale prima di effettuare tale collegamento. Rimuovere i
collegamenti prima di togliere l'alimentazione principale all'unità.
Leggere le norme seguenti per prevenire lesioni personali ed evitare di danneggiare questo prodotto o
altri a cui è collegato. Per evitare qualsiasi pericolo potenziale, usare il prodotto unicamente come
indicato.
Leggere tutte le informazioni sulla sicurezza fornite nella guida per l'utente relativa al componente e
comprendere le norme associate ai simboli di pericolo, agli avvisi scritti e alle precauzioni da adottare
prima di accedere a componenti o aree dell'unità. Custodire il presente documento per usi futuri.

182 Technical Product Specification
Order #273817
Intel NetStructure® MPCBL0001 High Performance Single Board Computer
Contents
NORME DI SICUREZZA PER LE UNITÀ MONTATE IN UN RACK. Questa unità può
essere alloggiata in modo permanente in un rack. Il montaggio in rack deve essere conforme ai
requisiti di resistenza fisica delle norme NEBS GR-63-CORE e NEBS GR 487.Prima di installare
o rimuovere l'unità da un rack, rimuovere tutte le fonti di alimentazione e i collegamenti esterni.
Prima di effettuare il montaggio, è possibile ridurre il peso complessivo del sistema togliendo tutte
le apparecchiature sostituibili a caldo. Montare il sistema in modo da garantire una distribuzione
uniforme del peso nel rack. Una distribuzione irregolare del peso può essere pericolosa. Avvitare
fino in fondo tutti i bulloni durante l'installazione dell'unità in un rack.
Avvertenza: verificare il cavo di alimentazione e la compatibilità con la presa di corrente.
Usare i cavi di alimentazione compatibili con il tipo di presa di corrente. Per ulteriori informazioni,
visitare il sito Web all'indirizzo seguente: http://kropla.com/electric2.htm.
Avvertenza: evitare sovraccarichi elettrici, calore diretto, scosse e possibili cause di incendio.
Collegare il sistema solo ad una rete elettrica la cui tensione nominale corrisponda al valore
indicato nella guida per l'utente. Non collegarlo a fonti di alimentazione con valori di tensione
esterne a quanto specificato per il sistema. Per ulteriori informazioni sul corretto collegamento,
consultare la guida per l'utente del prodotto.
Avvertenza: evitare le scosse elettriche. Non usare l'apparecchio in ambienti umidi o in presenza
di condensa. Per evitare scosse elettriche o possibili cause di incendio, non adoperare il prodotto
senza le custodie o i pannelli appositi.
Avvertenza: evitare le scosse elettriche. Prima di intervenire su unità con più fonti di
alimentazione, rimuovere tutti i collegamenti all'alimentazione esterna.
Avvertenza: far sostituire i componenti di alimentazione solo da personale tecnico
qualificato.
Attenzione: rispettare i requisiti ambientali del sistema. I componenti come le schede di
processore, i commutatori Ethernet, ecc., sono progettati per funzionare in presenza di un flusso di
aria proveniente dall'esterno, in assenza del quale rischiano di danneggiarsi irrimediabilmente. In
genere, il flusso di aria esterno viene generato da appositi ventilatori installati
contemporaneamente ai componenti nello chassis compatibile. Non ostacolare mai il flusso di aria
convogliato dal ventilatore e dai condotti dell'unità. I pannelli di copertura o le schede per il
controllo dell'aria devono essere installati negli alloggiamenti vuoti dello chassis. I requisiti
ambientali possono variare a seconda del prodotto. Per ulteriori informazioni sui requisiti del flusso
di aria e sugli altri requisiti ambientali, consultare la guida per l'utente del prodotto.
Avvertenza: i dissipatori di calore possono scaldarsi durante il funzionamento normale. Per
evitare bruciature o danni, evitare il contatto del dissipatore di calore con qualsiasi altro elemento.
Avvertenza: evitare lesioni, possibili cause di incendio o di esplosione. Non usare il prodotto in
un'atmosfera in cui sussiste il rischio di esplosione.
Attenzione: le batterie al litio. La sostituzione o l'uso non corretto della batteria comporta un
rischio di esplosione. Non smontare né ricaricare la batteria. Non gettare la batteria nel fuoco. Per
la sostituzione, usare il tipo di batteria identico (CR2032) o equivalente consigliato dal costruttore.
Le batterie usate devono essere smaltite rispettando le istruzioni del costruttore.
Avvertenza: evitare le lesioni. Questo prodotto può contenere uno o più dispositivi laser
accessibili alla vista, a seconda dei moduli installati. I prodotti provvisti di un dispositivo laser
devono essere conformi alla norma 60825 della Commissione elettrotecnica internazionale (IEC).

Technical Product Specification 183
Order #273817
Intel NetStructure® MPCBL0001 High Performance Single Board Computer
Contents
20.4 Instrucciones de Seguridad
AVISO DE SEGURIDAD SOBRE LA ALIMENTACIÓN DE CA O CC El cable de
alimentación de CA o CC constituye el dispositivo principal de desconexión de la alimentación de
CA o CC, y debe permanecer accesible en todo momento. Los interruptores auxiliares de
encendido y apagado de CA o CC y los disyuntores sólo tienen una función de control de la
alimentacion (Y NO LA DE DESCONEXIÓN PRINCIPAL).
IMPORTANTE: Consulte las instrucciones de instalación antes de conectar la unidad a la
alimentación.
En el caso de sistemas de CA, utilice sólo cables de alimentación con enchufe con toma de tierra, y
realice siempre conexiones a una toma con toma de tierra. Cada uno de los cables de alimentación
deberá estar conectado a una derivación dedicada.
En el caso de sistemas de CC, la unidad dependerá de la instalación existente en el edificio para la
protección frente a cortocircuitos (sobreintensidades). Asegúrese de que todos los conductores que
transporten corriente empleen un fusible o disyuntor homologado y certificado con una capacidad
que no supere los 72V de CC ni 15A. En el caso de los equipos que vayan a permanecer conectados
de manera constante, en la instalación eléctrica del edificio deberá estar incluida una desconexión
de fácil acceso. Para conexiones permanentes, emplee cable de cobre del calibre especificado en el
manual de usuario del sistema.
El chasis incluye aparte una clavija de conexión a tierra. Realice la conexión a tierra antes de
suministrar corriente o realizar cualquier tipo de conexión de periféricos; no desconecte nunca la
toma de tierra mientras la corriente esté presente o existan conexiones con periféricos.
Para reducir los riesgos de descargas eléctricas a través de un teléfono o un sistema de Ethernet*,
conecte la alimentación principal de la unidad antes de realizar este tipo de conexiones. Desconecte
estas conexiones antes de desconectar la alimentación principal de la unidad.
PROCEDIMIENTOS DE SEGURIDAD PARA EL CHASIS DE MONTAJE EN
BASTIDOR: Esta unidad puede estar preparada para su montaje en un bastidor estático. Un
montaje de este tipo deberá realizarse en un bastidor que cumpla con los requisitos de robustez de
las normas NEBS GR-63-CORE y NEBS GR 487. Desconecte cualquier tipo de alimentación y
conexiones externas antes de instalar la unidad en un bastidor o desmontarla.
Puede desmontar todos los equipos de intercambio en caliente para reducir el peso del sistema
antes del montaje en bastidor. Asegúrese de montar el sistema de forma que el peso quede
distribuido uniformemente en el bastidor. Una distribución irregular del peso podría generar
riesgos. Asegúrese de fijar todos los tornillos de montaje en el bastidor.
Advertencia: Compatibilidad del cable y la toma: Utilice los cables adecuados para la
configuración de tomas de corriente con que cuente. Si necesita más información, visite el sitio
web siguiente: http://kropla.com/electric2.htm.
Examine las instrucciones sobre condiciones de seguridad que siguen para evitar cualquier tipo de
daños personales, así como para evitar perjudicar el producto o productos a los que esté conectado.
Para evitar riesgos potenciales, utilice el producto únicamente en la forma especificada.
Lea toda la información relativa a seguridad que se incluye en los manuales de usuario de los distintos
componentes y procure familiarizarse con los distintos símbolos de seguridad, advertencias escritas y
normas de precaución antes de manipular las distintas piezas o secciones de la unidad. Guarde este
documento para consultarlo en el futuro.

184 Technical Product Specification
Order #273817
Intel NetStructure® MPCBL0001 High Performance Single Board Computer
Contents
Advertencia: Evite sobrecargas eléctricas, calor y riesgos de descarga eléctrica o incendio:
Conecte el sistema sólo a un circuito de alimentación que tenga el régimen apropiado, según lo
especificado en el manual de usuario del producto. No realice conexiones con terminales cuya
capacidad no se ajuste al régimen especificado para ellos. Consulte el manual de usuario del
producto para que las conexiones que realice sean las correctas.
Advertencia: Evite descargas eléctricas: No haga funcionar el sistema en condiciones de
humedad, mojado o si se produce condensación de la humedad. Para evitar descargas eléctricas o
posibles incendios, no permita que el aparato funcione con sus tapas o paneles del chasis
desmontados.
Advertencia: Evite descargas eléctricas: En el caso de unidades que cuenten con varias fuentes
de alimentación, desconecte las conexiones con alimentación externa antes de proceder a realizar
labores de mantenimiento.
Advertencia: La sustitución de fuentes de alimentación sólo debe ser realizada por personal
de mantemiento cualificado.
Precaución: Requisitos de entorno para el sistema: Los componentes del tipo de placas de
procesador, conmutadores de Ethernet, etc., están concebidos para funcionar en condiciones que
permitan el paso de aire. Los componentes pueden averiarse si funcionan sin que circule el aire en
su entorno. La circulación del aire suele estar facilitada por los ventiladores incorporados en el
armazón cuando los componentes están instalados en armazones compatibles. Nunca interrumpa el
paso del aire por los ventiladores or los respiraderos. Los paneles de relleno y las placas para el
control de la circulación del aire deben instalarse en ranuras del chasis que no estén destinadas a
ningún otro uso. Las características técnicas relativas al entorno pueden variar entre productos.
Consulte los manuales de usuario del producto si necesita conocer sus necesidades en términos de
circulación de aire u otras características técnicas.
Advertencia: En condiciones de funcionamiento normales, los disipadores de calor pueden
recalentarse. Evite que ningún elemento entre en contacto con los disipadores para evitar
quemaduras.
Advertencia: Riesgos de daños, incendio o explosión: No permita que el aparato funcione en una
atmósfera que presente riesgos de explosión.
Precaución: Las baterías de litio.
Si las baterías no se manipulan o cambian correctamente, exite riesgo de
explosión. No desmonte ni recargue la batería. Nunca tire las baterías al fuego. Al cambiar la batería, es
preciso utilizar el mismo tipo (CR2032) o un tipo equivalente que haya sido recomendado por el fabricante.
Las baterías utilizadas deben desecharse según las instrucciones del fabricante.
Advertencia: Daños personales: Este producto puede contener uno o varios dispositivos láser,
que estarán a la vista dependiendo de los módulos enchufables que se hayan instalado. Los
productos provistos de un dispositivo láser deben ajustarse a la norma 60825 de la International
Electrotechnical Commission (IEC).

Technical Product Specification 185
Order #273817
Intel NetStructure® MPCBL0001 High Performance Single Board Computer
Contents
20.5 Chinese Safety Warning

186 Technical Product Specification
Order #273817
Intel NetStructure® MPCBL0001 High Performance Single Board Computer
Contents
Reference Documents A
The following documents should be available when using this specification. Documents that are
not available on websites may be obtained from your IBL (Intel Business Link) account, or contact
your Intel Field Sales Engineer (FSE) or Field Application Engineer (FAE).
•Qlogic* ISP2312 Intelligent Fibre Channel Processor data Sheet, 83312-508-00 B, March 19,
2002 (http://www.qlogic.com/products/isp_series/isp2300.asp)
•Standard Microsystems Corporation*, SMSC LPC47B27x Datasheet, Rev. 6/21/99 (http://
www.smsc.com/main/catalog/lpc47b27x.html)
•Draft Standard Physical and Environmental Layers for PCI Mezzanine Cards: PMC IEEE*
(MMSC) P1386.1/Draft 2.3, October 9, 2000
•Draft Standard for a Common Mezzanine Card Family: CMC. IEEE (MMSC) P1386/Draft
2.3, October 9, 2000
•AdvancedTCA Specification (http://www.advancedtca.org)
The following Intel Corporation documents may be required for more detailed information:
•Intel NetStructure® MPCHC0001 14U Shelf Technical Product Specification (http://
www.intel.com/design/network/products/cbp/atca/MPCHC0001.htm)
•Intel NetStructure® MPCMM0001 Chassis Management Module Hardware Technical
Product Specification (http://www.intel.com/design/network/products/cbp/atca/
mpcmm0001.htm)
•Intel NetStructure® MPCMM0001 Chassis Management Module Software Technical Product
Specification (http://www.intel.com/design/network/products/cbp/atca/mpcmm0001.htm)
•Low Voltage Intel® XeonTM processor Product Page(http://www.intel.com/products/server/
processors/server/xeon/index.htm?iid=ipp_srvr_proc+xeon512kb&)
•Intel® E7501 Chipset Datasheet: Intel E7501 Memory Controller Hub (MCH) (http://
www.intel.com/design/chipsets/e7501/)
•Intel® 82801CA I/O Controller Hub 3 (ICH3-S) Datasheet (http://www.intel.com/design/
chipsets/datashts/index.htm)
plus the Specification Update (http://www.intel.com/design/chipsets/e7500/specupdt/)
•Intel® 82546 Gigabit Ethernet Controllers with Integrated PHY Network Silicon Product Brief
(http://www.intel.com/design/network/prodbrf/82546EB_prodbrief.htm)
•82546 Gigabit Ethernet Controllers with Integrated PHY Product Page (http://www.intel.com/
design/network/products/lan/controllers/82546.htm)
•ITP700 Debug Port Design Guide (http://www.intel.com/design/Xeon/guides/)
•Low Voltage Intel® Xeon™ Processor Datasheet (http://www.intel.com/design/intarch/
datashts/273766.htm)
•Intelligent Platform Management Interface v1.5 Specification (http://developer.intel.com/
design/servers/ipmi/spec.htm)
•Intelligent Platform Management Interface Implementer's Guide (http://developer.intel.com/
design/servers/ipmi/spec.htm)

Technical Product Specification 187
Order #273817
Intel NetStructure® MPCBL0001 High Performance Single Board Computer
Contents
•Low Pin Count (LPC) Interface Specification (http://developer.intel.com/design/chipsets/
industry/lpc.htm)
•Intel® Boot Agent. (http://www.intel.com/support/network/adapter/pro100/bootagent/
manual.htm)
•Intel’s AdvancedTCA product line http://developer.intel.com/technology/atca/

188 Technical Product Specification
Order #273817
Intel NetStructure® MPCBL0001 High Performance Single Board Computer
Contents

Technical Product Specification 189
Order #273817
Intel NetStructure® MPCBL0001 High Performance Single Board Computer
List of Supported Commands (IPMI v1.5 and PICMG 3.0)
List of Supported Commands (IPMI v1.5
and PICMG 3.0) B
Table 108. IPMI 1.5 Supported Commands (Sheet 1 of 3)
IPM Device Global Commands
Command NetFn* CMD IPMI 1.5 Spec Func
Get Device ID App 01h 17.1
Cold Reset App 02h 17.2
Get Self Test Results App 04h 17.4
Broadcast "Get Device ID" App ?17.9
BMC Watchdog Timer Commands
Command NetFn* CMD IPMI 1.5 Spec Func
Reset Watchdog Timer App 22h 21.5
Set Watchdog Timer App 24h 21.6
Get Watchdog Timer App 25h 21.7
BMC Device and Messaging Commands
Command NetFn* CMD IPMI 1.5 Spec Func
Set IPMC Global Enables App 2Eh 18.1
Get IPMC Global Enables App 2Fh 18.2
Clear Message Flags App 30h 18.3
Get Message Flags App 31h 18.4
Get Message Flags App 33h 18.6
Send Message App 34h 18.7
Read Event Message Buffer App 35h 18.8
Master Write-Read App 52h 18.10
Set Channel Access App 40h 18.20
Get Channel Access App 41h 18.21
Get Channel Info App 42h 18.22
Chassis Device Commands
Command NetFn* CMD IPMI 1.5 Spec Func
Get Chassis Capabilities Chassis 00h 22.1
Get POH Counter Chassis 0Fh 22.12
Get Chassis Status Chassis 01h 22.2
Chassis Control Chassis 02h 22.3

190 Technical Product Specification
Order #273817
Intel NetStructure® MPCBL0001 High Performance Single Board Computer
List of Supported Commands (IPMI v1.5 and PICMG 3.0)
Event Commands
Command NetFn* CMD IPMI 1.5 Spec Func
Set Event Receiver S/E 00h 23.1
Get Event Receiver S/E 01h 23.2
Platform Event (Event Message) S/E 02h 23.3
PEF and Alerting Commands
Command NetFn* CMD IPMI 1.5 Spec Func
Get PEF Capabilities S/E 10h 24.1
Arm PEF Postpone Timer S/E 11h 24.2
Set PEF Configuration Parameters S/E 12h 24.3
Get PEF Configuration Parameters S/E 13h 24.4
Set Last Processed Event ID S/E 14h 24.5
Get Last Processed Event ID S/E 15h 24.6
Alert Immediate S/E 16h 24.7
PET Acknowledge S/E 17h 24.8
Sensor Device Commands
Command NetFn* CMD IPMI 1.5 Spec Func
Get Device SDR Info S/E 20h 29.2
Get Device SDR S/E 21h 29.3
Reserve Device SDR Repository S/E 22h 29.4
Set Sensor Hysteresis S/E 24h 29.6
Get Sensor Hysteresis S/E 25h 29.7
Set Sensor Threshold S/E 26h 29.8
Get Sensor Threshold S/E 27h 29.9
Set Sensor Event Enable S/E 28h 29.10
Get Sensor Event Enable S/E 29h 29.11
Re-arm Sensor Events S/E 2Ah 29.12
Get Sensor Event Status S/E 2Bh 29.13
Get Sensor Reading S/E 2Dh 29.14
FRU Device Commands
Command NetFn* CMD IPMI 1.5 Spec Func
Get FRU Inventory Area Info Storage 10h 28.1
Read FRU Data Storage 11h 28.2
Write FRU Data Storage 12h 28.3
Table 108. IPMI 1.5 Supported Commands (Sheet 2 of 3)

Technical Product Specification 191
Order #273817
Intel NetStructure® MPCBL0001 High Performance Single Board Computer
List of Supported Commands (IPMI v1.5 and PICMG 3.0)
SDR Device Commands
Command NetFn* CMD IPMI 1.5 Spec Func
Run Initialization Agent Storage 2Ch 27.21
SEL Device Commands
Command NetFn* CMD IPMI 1.5 Spec Func
Get SEL Info Storage 40h 25.2
Get SEL Allocation Info Storage 41h 25.3
Reserve SEL Storage 42h 25.4
Get SEL Entry Storage 43h 25.5
Add SEL Entry Storage 44h 25.6
Partial Add SEL Entry Storage 45h 25.7
Delete SEL Entry Storage 46h 25.8
Clear SEL Storage 47h 25.9
Get SEL Time Storage 48h 25.10
Set SEL Time Storage 49h 25.11
NOTE: *Refer to IPMI 1.5 Specifications for a detailed explanation on NetFn.
Table 108. IPMI 1.5 Supported Commands (Sheet 3 of 3)

192 Technical Product Specification
Order #273817
Intel NetStructure® MPCBL0001 High Performance Single Board Computer
List of Supported Commands (IPMI v1.5 and PICMG 3.0)
Table 109. PICMG 3.0 IPMI Supported Commands
Command Net Function Command Interface
Get PICMG Properties 2Ch 00h SMS/SMM/IPMB
Get Address Info 2Ch 01h SMS/SMM/IPMB
FRU Control 2Ch 04h SMS/SMM/IPMB
Get FRU LED Properties 2Ch 05h SMS/SMM/IPMB
Get LED Color Properties 2Ch 06h SMS/SMM/IPMB
Set FRU LED State 2Ch 07h SMS/SMM/IPMB
Get FRU LED State 2Ch 08h SMS/SMM/IPMB
Set IPMB State 2Ch 09h SMS/SMM/IPMB
Set FRU Activation Policy 2Ch 0Ah IPMB
Get FRU Activation Policy 2Ch 0Bh SMS/SMM/IPMB
Set FRU Activation 2Ch 0Ch SMS/SMM/IPMB
Get Device Locator Record ID 2Ch 0Dh SMS/SMM/IPMB
Set Port State 2Ch 0Eh IPMB
Get Port State 2Ch 0Fh SMS/SMM/IPMB
Compute Power Properties 2Ch 10h SMS/SMM/IPMB
Set Power Level 2Ch 11h IPMB
Get Power Level 2Ch 12h SMS/SMM/IPMB
NOTE: If a command is received over an invalid interface, a completion code of insufficient privilege level
(D4h) is returned.
Table 110. IPMI 2.0 Supported Commands
BMC Device and Messaging Commands
Command NetFn* CMD IPMI2.0 Spec Func
Get BT Interface Capabilities App 36h 22.9
Get Channel Authentication Capabilities App 38h 22.13
Get System GUID App 37h 22.14
Get Session Challenge App 39h 22.15
Activate Session App 3Ah 22.17
Set Session Privilege Level App 3Bh 22.18
Close Session App 3Ch 22.19
Get Session Info App 3Dh 22.20
Get AuthCode App 3Fh 22.21
Set Channel Access App 40h 22.22
Get Channel Access App 41h 22.23
Get Channel Info Command App 42h 22.24
Set User Access Command App 43h 22.26
Get User Access Command App 44h 22.27

Technical Product Specification 193
Order #273817
Intel NetStructure® MPCBL0001 High Performance Single Board Computer
List of Supported Commands (IPMI v1.5 and PICMG 3.0)
Set User Name App 45h 22.28
Get User Name Command App 46h 22.29
Set User Password Command App 47h 22.30
Activate Payload App 48h 24.1
Deactivate Payload App 49h 24.2
Get Payload Activation Status App 4Ah 24.4
Get Payload Instance Info App 4Bh 24.5
Set User Payload Access App 4Ch 24.6
Get User Payload Access App 4Dh 24.7
Get Channel Payload Support App 4Eh 24.8
Get Channel Payload Version App 4Fh 24.9
Get Channel Cipher Suites App 54h 22.15
Suspend/Resume Payload Encryption App 55h 24.3
Set Channel Security Keys App 56h 22.25
LAN Device Command
Command NetFn* CMD IPMI2.0 Spec Func
Set LAN Configuration Parameters Transport 01h 23.1
Get LAN Configuration Parameters Transport 02h 23.2
Suspend BMC ARPs Transport 03h 23.3
Serial/Modem Device Commands
Command NetFn* CMD IPMI2.0 Spec Func
Set SOL Configuration Parameters Transport 21h 26.2
Get SOL Configuration Parameters Transport 22h 26.3
BMC Device and Messaging Commands
Command NetFn* CMD IPMI2.0 Spec Func
Set Power Cycle Interval Chassis 0Bh 28.9
Table 110. IPMI 2.0 Supported Commands (Continued)
BMC Device and Messaging Commands
Command NetFn* CMD IPMI2.0 Spec Func

194 Technical Product Specification
Order #273817
Intel NetStructure® MPCBL0001 High Performance Single Board Computer
Material Declaration Data Sheets
Material Declaration Data Sheets C
The following pages provide the Material Declaration Data Sheets for the following:
•Intel NetStructure® MPCBL0001 Single Board Compute - MPCBL0001N04Q
•Intel NetStructure® MPCBL0001 Single Board Compute - MPCBL0001F04Q

Technical Product Specification 195
Order #273817
Intel NetStructure® MPCBL0001 High Performance Single Board Computer
Material Declaration Data Sheets
Material Declaration Data Sheet
Intel NetStructure® MPCBL0001 Single Board Compute
MPCBL0001N04Q
Pb Free Product: Yes
Product Weight (grams): 2281.9
Manufacturer: Intel Corporation
Restrictions on Hazardous Substances (RoHS) Compliance
RoHS Definition
* Quantity limit of 0.1% by mass (1000 PPM) of homogeneous material for: Lead (Pb), Mercury, Hexavalent Chromium,
Polybrominated Biphenyls (PBB), Polybrominated Diphenyl Ethers (PBDE)
* Quantity limit of 0.01% by mass (100 PPM) of homogeneous material for: Cadmium
* The part does not contain RoHS restricted substances per the definition above except lead, which is used under the following
exemption: Lead in electronic ceramic parts (e.g. piezoelectronic devices).
* The part does not contain RoHS restricted substances per the definition above except lead, which is used under the following
exemption: Lead in high melting temperature type solders (i.e. lead based solder alloys containing 85% by weight or more lead).
* The part does not contain RoHS restricted substances per the definition above except lead, which is used under the following
exemption: Lead as a coating material for a thermal conduction module c-ring.
* The part does not contain RoHS restricted substances per the definition above except lead, which is used under the following
exemption: Lead used in compliant pin connector systems.
* The part does not contain RoHS restricted substances per the definition above except lead, which is used under the following
exemption: Lead in solders to complete a viable electrical connection between semiconductor die and carrier within integrated circuit Flip
Chip packages.
* The part does not contain RoHS restricted substances per the definition above except lead, which is used under the following
exemption: Lead in solders for servers, storage and storage array systems, network infrastructure equipment for switching, signaling,
transmission as well as network management for telecommunications. The applicability of this exemption depends on use of the part in
one of the listed exempt applications.
* The part does not contain RoHS restricted substances per the definition above except lead, which is used under the following
exemption: Lead in glass of cathode ray tubes, electronic components and fluorescent tubes.
Where the part is declared to meet RoHS requirements, it has been verified to be in conformance with 2002/95/EC as we currently
understand the requirements. Intel has systems in place to verify conformance with all applicable environmental requirements and to the
best of our knowledge the information is true and correct.
RoHS Declaration
LEVEL A MATERIALS AND SUBSTANCES
Materials from Annex A of the EIA/EICTA/JGPSSI Material Composition Declaration Guide and listed in the table below are not
contained in this product in quantities above the threshold level for these materials as stated in the EIA/EICTA/JGPSSI Material
Composition Declaration Guide, nor intentionally added to this product.
Hexavalent Chromium Polybrominated Diphenylethers (PBDEs) Tributyl Tin (TBT) and Triphenyl Tin (TPT)
Hexavalent Chromium Compounds Polychlorinated Biphenyls (PCBs) Tributyl Tin Oxide (TBTO)
Cadmium / Cadmium Compounds Polybrominated Biphenyls (PBBs) Shortchain Chlorinated Paraffins
Asbestos Mercury / Mercury Compounds Polychlorinated Naphthalenes
Azo colorants Ozone Depleting Substances Radioactive Substances
LEVEL B MATERIALS AND SUBSTANCES
Beryllium/Beryllium Compounds Nickel/Nickel Compounds Vinyl Chloride Polymer (PVC)
Arsenic/Arsenic Compounds Brominated Flame Retardants Selenium/Selenium Compounds
Antimony/Antimony Compounds Bismuth/Bismuth Compounds Phthalates
Intel understands RoHS requires: Lead and other materials banned in RoHS Directive are either (1) below all applicable substance
thresholds as defined by the EU or (2) an approved exemption applies. (Note: RoHS implementation details are not fully defined and
may change.)
5/31/2006Revision Date:
If this product contains lead (Pb) above the threshold limit of 1000 ppm, the concentration, location and use for this product are
listed below.
Lead/Lead Compounds
Description of Use Location in Product Material Concentration
(ppm)

196 Technical Product Specification
Order #273817
Intel NetStructure® MPCBL0001 High Performance Single Board Computer
Material Declaration Data Sheets
If this product contains materials listed in Annex B of the EIA/EICTA/JGPSSI Material Composition Declaration Guide above the
threshold level of 1000 ppm, those materials/substances are listed below.
COMMENTS
4. Material mass can be estimated by multiplying concentration (ppm) by product weight.
5. The remainder of this package consists of non-reportable metals (e.g., tin, iron, etc), epoxy resin and other non-metal materials.
3. Data in parts per million (ppm) can be used to estimate content for other packages assumed to be similar.
1. The information on materials and substances listed above is based on the following package: Item Market Name MPCBL0001F04Q.
Material content listed at the product level are based on analytical testing intended to validate Intel’s RoHS Compliance Systems.
Material content listed for individual components are engineering model approximations based on supplier data and/or analytical
testing. Results may vary due to differences in production and /or sensitivities of the methods and tools used for analytical testing and
modeling. Intel's certification of RoHS compliance at the homogenous material level is based on Supplier Declarations of
Conformance.
2. This data sheet is based on the product specified and other packages are assumed to be similar.
Nickel Part Finish Components 2570
Brominated Flame
Retardant
Flame Retardant Cables and/or Connectors 12400
Description of Use Location in Product Material Concentration
(ppm)
INTEL ACCEPTS NO DUTY TO UPDATE THIS MDDS OR TO NOTIFY USERS OF THIS MDDS OF UPDATES OR CHANGES TO
THIS MDDS. INTEL SHALL NOT BE LIABLE FOR ANY DAMAGES, DIRECT OR INDIRECT, CONSEQUENTIAL OR
OTHERWISE, SUFFERED BY USERS OR THIRD PARTIES AS A RESULT OF THE USERS RELIANCE ON INFORMATION IN
THIS MDDS THAT HAS BEEN UPDATED OR CHANGED.

Technical Product Specification 197
Order #273817
Intel NetStructure® MPCBL0001 High Performance Single Board Computer
Material Declaration Data Sheets
Material Declaration Data Sheet
Intel NetStructure® MPCBL0001 Single Board Compute
MPCBL0001F04Q
Pb Free Product: Yes
Product Weight (grams): 2281.9
Manufacturer: Intel Corporation
Restrictions on Hazardous Substances (RoHS) Compliance
RoHS Definition
* Quantity limit of 0.1% by mass (1000 PPM) of homogeneous material for: Lead (Pb), Mercury, Hexavalent Chromium,
Polybrominated Biphenyls (PBB), Polybrominated Diphenyl Ethers (PBDE)
* Quantity limit of 0.01% by mass (100 PPM) of homogeneous material for: Cadmium
* The part does not contain RoHS restricted substances per the definition above except lead, which is used under the following
exemption: Lead in electronic ceramic parts (e.g. piezoelectronic devices).
* The part does not contain RoHS restricted substances per the definition above except lead, which is used under the following
exemption: Lead in high melting temperature type solders (i.e. lead based solder alloys containing 85% by weight or more lead).
* The part does not contain RoHS restricted substances per the definition above except lead, which is used under the following
exemption: Lead as a coating material for a thermal conduction module c-ring.
* The part does not contain RoHS restricted substances per the definition above except lead, which is used under the following
exemption: Lead used in compliant pin connector systems.
* The part does not contain RoHS restricted substances per the definition above except lead, which is used under the following
exemption: Lead in solders to complete a viable electrical connection between semiconductor die and carrier within integrated circuit Flip
Chip packages.
* The part does not contain RoHS restricted substances per the definition above except lead, which is used under the following
exemption: Lead in solders for servers, storage and storage array systems, network infrastructure equipment for switching, signaling,
transmission as well as network management for telecommunications. The applicability of this exemption depends on use of the part in
one of the listed exempt applications.
* The part does not contain RoHS restricted substances per the definition above except lead, which is used under the following
exemption: Lead in glass of cathode ray tubes, electronic components and fluorescent tubes.
Where the part is declared to meet RoHS requirements, it has been verified to be in conformance with 2002/95/EC as we currently
understand the requirements. Intel has systems in place to verify conformance with all applicable environmental requirements and to the
best of our knowledge the information is true and correct.
RoHS Declaration
LEVEL A MATERIALS AND SUBSTANCES
Materials from Annex A of the EIA/EICTA/JGPSSI Material Composition Declaration Guide and listed in the table below are not
contained in this product in quantities above the threshold level for these materials as stated in the EIA/EICTA/JGPSSI Material
Composition Declaration Guide, nor intentionally added to this product.
Hexavalent Chromium Polybrominated Diphenylethers (PBDEs) Tributyl Tin (TBT) and Triphenyl Tin (TPT)
Hexavalent Chromium Compounds Polychlorinated Biphenyls (PCBs) Tributyl Tin Oxide (TBTO)
Cadmium / Cadmium Compounds Polybrominated Biphenyls (PBBs) Shortchain Chlorinated Paraffins
Asbestos Mercury / Mercury Compounds Polychlorinated Naphthalenes
Azo colorants Ozone Depleting Substances Radioactive Substances
LEVEL B MATERIALS AND SUBSTANCES
Beryllium/Beryllium Compounds Nickel/Nickel Compounds Vinyl Chloride Polymer (PVC)
Arsenic/Arsenic Compounds Brominated Flame Retardants Selenium/Selenium Compounds
Antimony/Antimony Compounds Bismuth/Bismuth Compounds Phthalates
Intel understands RoHS requires: Lead and other materials banned in RoHS Directive are either (1) below all applicable substance
thresholds as defined by the EU or (2) an approved/pending exemption applies. (Note: RoHS implementation details are not fully
defined and may change.)
5/25/2006Revision Date:
If this product contains lead (Pb) above the threshold limit of 1000 ppm, the concentration, location and use for this product are
listed below.
Lead/Lead Compounds
Description of Use Location in Product Material Concentration
(ppm)

198 Technical Product Specification
Order #273817
Intel NetStructure® MPCBL0001 High Performance Single Board Computer
Material Declaration Data Sheets
If this product contains materials listed in Annex B of the EIA/EICTA/JGPSSI Material Composition Declaration Guide above the
threshold level of 1000 ppm, those materials/substances are listed below.
COMMENTS
4. Material mass can be estimated by multiplying concentration (ppm) by product weight.
5. The remainder of this package consists of non-reportable metals (e.g., tin, iron, etc), epoxy resin and other non-metal materials.
3. Data in parts per million (ppm) can be used to estimate content for other packages assumed to be similar.
1. The data on Level A and B materials and substances are based on analytical testing of the following package: Item Market Name
MPCBL0001F04Q. Individual unit test results may vary due to differences in production and /or sensitivities of analytical testing
methods. Data shown on this MDDS reflect part-level testing intended to validate Intel's RoHS compliance systems. Intel's certification
of RoHS compliance at the homogenous material level is based on Supplier Declarations of Conformance.
2. This data sheet is based on the product specified and other packages are assumed to be similar.
Nickel Part Finish Components 2570
Brominated Flame
Retardant
12400
Description of Use Location in Product Material Concentration
(ppm)
INTEL ACCEPTS NO DUTY TO UPDATE THIS MDDS OR TO NOTIFY USERS OF THIS MDDS OF UPDATES OR CHANGES TO
THIS MDDS. INTEL SHALL NOT BE LIABLE FOR ANY DAMAGES, DIRECT OR INDIRECT, CONSEQUENTIAL OR
OTHERWISE, SUFFERED BY USERS OR THIRD PARTIES AS A RESULT OF THE USERS RELIANCE ON INFORMATION IN
THIS MDDS THAT HAS BEEN UPDATED OR CHANGED.