Multiquip Mq Power 60Hz Whisperwatt Generator Dca25Usi Users Manual
Multiquip Portable Generator dca25USI2 Generators_portable_ultrasilent_DCA25USI_rev_3_manual_DataId_19070_Version_2
DCA25USI to the manual 69169559-27c0-4c54-871a-45b3c9a76970
2015-02-09
: Multiquip Multiquip-Mq-Power-60Hz-Whisperwatt-Generator-Dca25Usi-Users-Manual-558490 multiquip-mq-power-60hz-whisperwatt-generator-dca25usi-users-manual-558490 multiquip pdf
Open the PDF directly: View PDF
.
Page Count: 80

OPERATION AND PARTS MANUAL
THIS MANUAL MUST ACCOMPANY THE EQUIPMENT AT ALL TIMES.
To find the latest revision of this
publication, visit our website at:
www.multiquip.com
Revision #3 (07/19/11)
®
MODEL DCA25USI
60HZ WHISPERWATT™ GENERATOR
(ISUZU AA-4LE2 DIESEL ENGINE)
PARTS LIST NO. M1871400104
PARTS LIST NO. M1871400114C

PAGE 2 — DCA25USI 60 HZ GENERATOR • OPERATION AND PARTS MANUAL — REV. #3 (07/19/11)
PROPOSITION 65 WARNING
Diesel engine exhaust and some of

DCA25USI 60 HZ GENERATOR • OPERATION AND PARTS MANUAL — REV. #3 (07/19/11) — PAGE 3
If you believe that your vehicle has a defect that could cause a crash or could
cause injury or death, you should immediately inform the National Highway
Traffic Safety Administration (NHTSA) in addition to notifying Multiquip at
1-800-421-1244.
If NHTSA receives similar complaints, it may open an investigation, and if it
finds that a safety defect exists in a group of vehicles, it may order a recall and
remedy campaign. However, NHTSA cannot become involved in individual
problems between you, your dealer, or Multiquip.
To contact NHTSA, you may either call the Vehicle Safety Hotline toll-free at
1-888-327-4236 (TTY: 1-800-424-9153), go to http://www.nhtsa.dot.gov; or
write to:
Administrator
NHTSA
1200 New Jersey Avenue S.E.
Washington, DC 20590
You can also obtain information about motor vehicle safety from
http://www.safecar.gov.
REPORTING SAFETY DEFECTS

PAGE 4 — DCA25USI 60 HZ GENERATOR • OPERATION AND PARTS MANUAL — REV. #3 (07/19/11)
TABLE OF CONTENTS
DCA25USI 60 Hz Generator
Proposition 65 Warning ........................................... 2
Reporting Safety Defects ......................................... 3
Table Of Contents .................................................... 4
Parts Ordering Procedures ...................................... 5
Safety Information .............................................. 6-11
Specifications ........................................................ 12
Dimensions ............................................................ 13
Installation ........................................................ 14-15
General Information ............................................... 16
Major Components ................................................ 17
Generator Control Panel ........................................ 18
Engine Operating Panel......................................... 19
Output Terminal Panel Familiarization .............. 20-22
Load Application .................................................... 23
Generator Outputs ................................................. 24
Generator Outputs/Gauge Reading ....................... 25
Output Terminal Panel Connections ................. 26-27
Inspection/Setup ............................................... 28-31
Generator Start-Up Procedure ........................ 32-33
Generator Shut-Down Procedures ........................ 34
Maintenance ..................................................... 35-37
Trailer Maintenance .......................................... 38-41
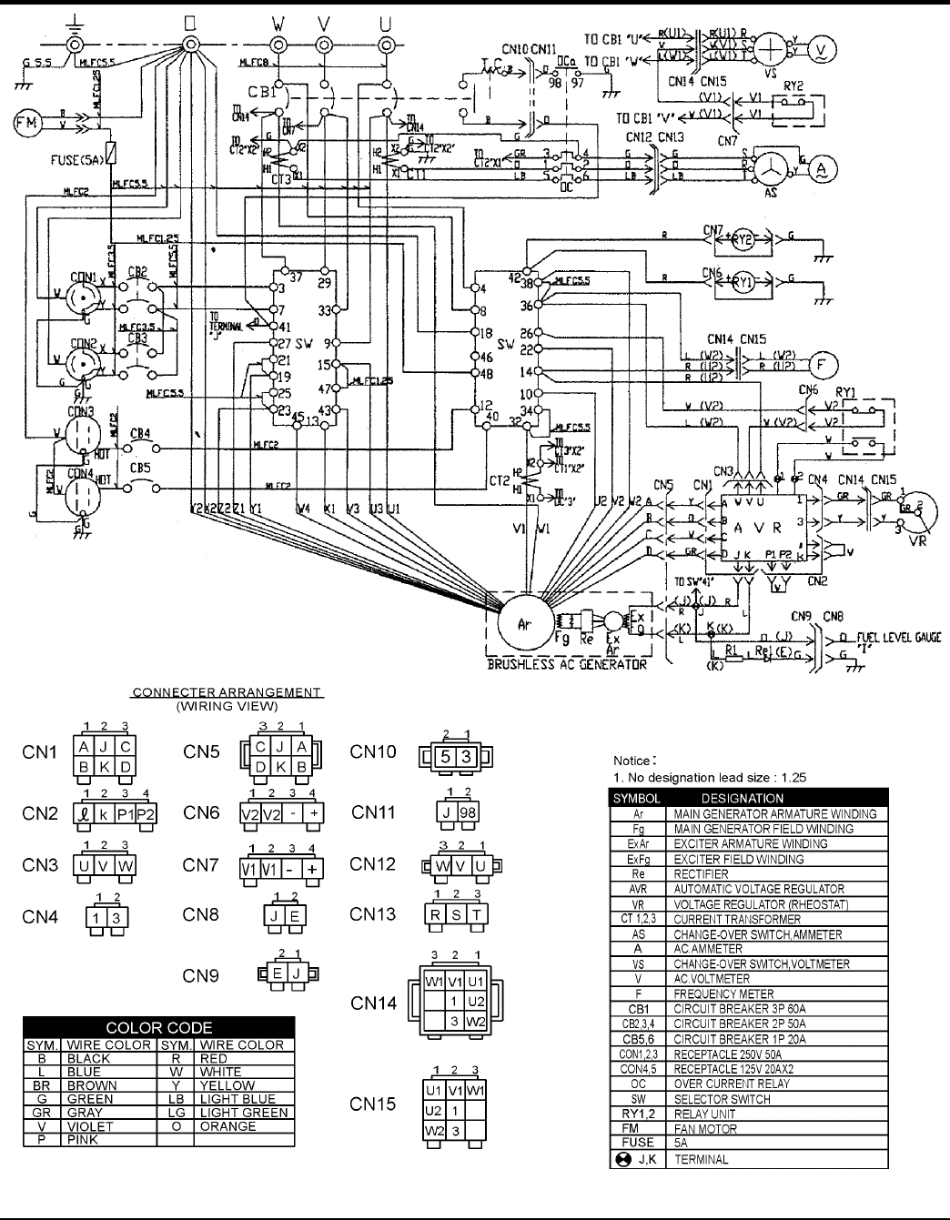
Trailer Wiring Diagram ........................................... 42
Generator Wiring Diagram ..................................... 43
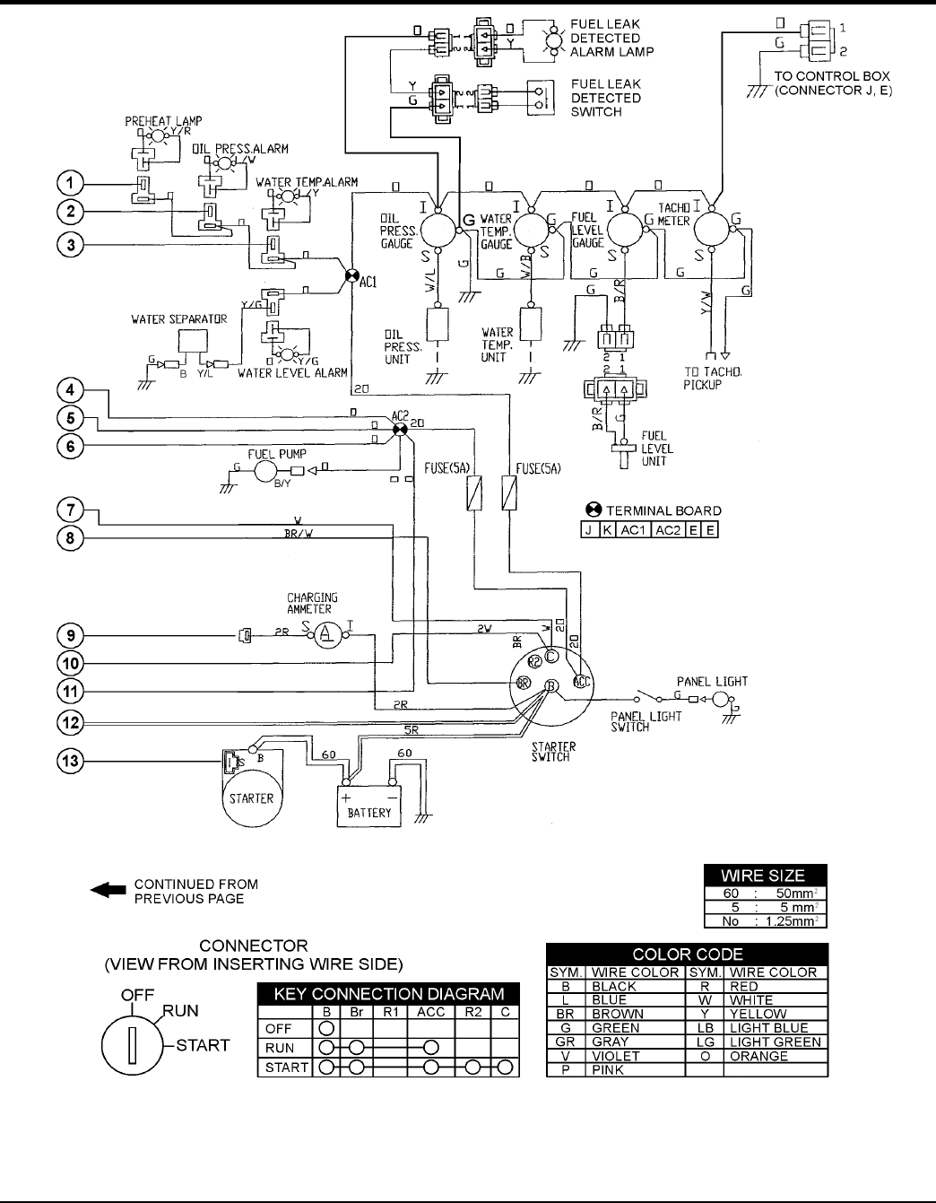
Engine Wiring Diagram ..................................... 44-45
Troubleshooting (Generator) .................................. 46
Explanation Of Code In Remarks Column............. 48
Suggested Spare Parts ......................................... 50
COMPONENT DRAWINGS
Generator Assembly ......................................... 50-51
Control Box Assembly ...................................... 52-55
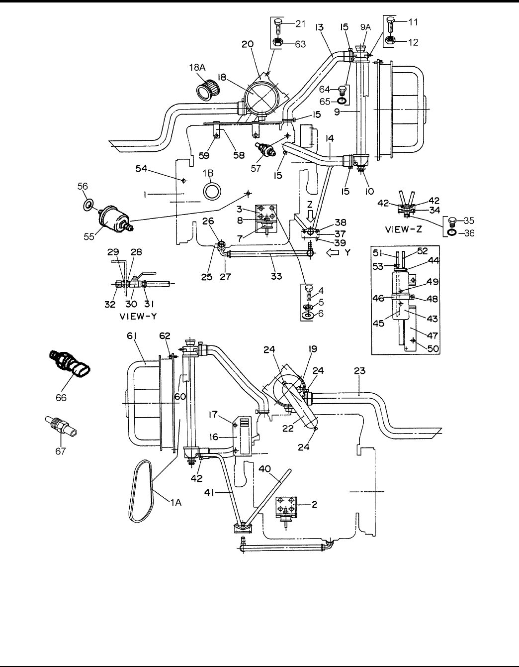
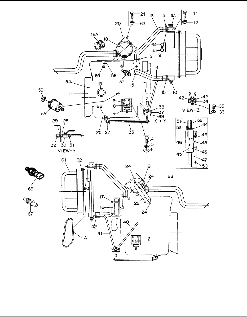
Engine and Radiator Assembly ........................ 56-59
Output Terminal Assembly ................................ 60-61
Battery Assembly. ............................................. 62-63
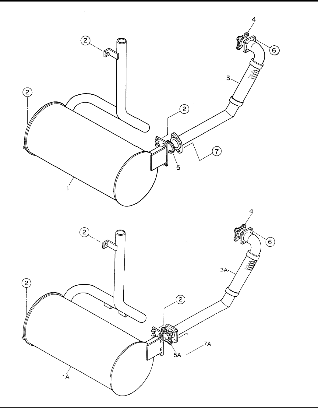
Muffler Assembly .............................................. 64-65
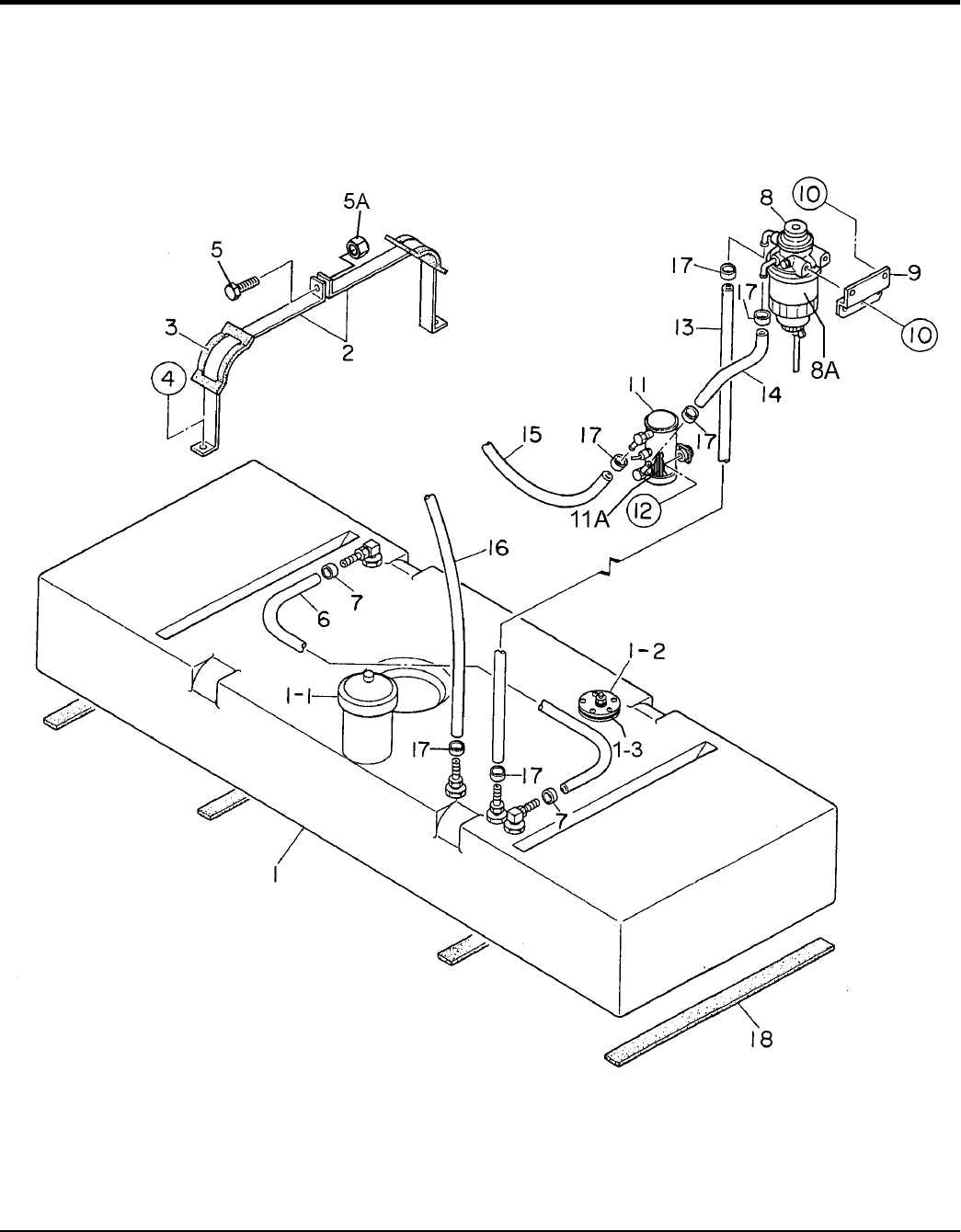
Fuel Tank Assembly ......................................... 65-67
Enclosure Assembly ......................................... 68-73
Rubber Seals Assembly ................................... 74-75
Nameplate and Decals Assembly .................... 76-77
Terms And Conditions Of Sale — Parts ................ 78

DCA25USI 60 HZ GENERATOR • OPERATION AND PARTS MANUAL — REV. #3 (07/19/11) — PAGE 5
PARTS ORDERING PROCEDURES
www.multiquip.com
Ordering parts has never been easier!
Choose from three easy options:
WE ACCEPT ALL MAJOR CREDIT CARDS!
When ordering parts, please supply:
❒ Dealer Account Number
❒ Dealer Name and Address
❒ Shipping Address (if different than billing address)
❒ Return Fax Number
❒ Applicable Model Number
❒ Quantity, Part Number and Description of Each Part
❒ Specify Preferred Method of Shipment:
✓ UPS/Fed Ex ✓ DHL
■ Priority One ✓ Truck
■ Ground
■ Next Day
■ Second/Third Day
If you have an MQ Account, to obtain a Username
and Password, E-mail us at: parts@multiquip.
com.
To obtain an MQ Account, contact your
District Sales Manager for more information.
Order via Internet (Dealers Only):
Order parts on-line using Multiquip’s SmartEquip website!
■ View Parts Diagrams
■ Order Parts
■ Print Specification Information
Note: Discounts Are Subject To Change
Goto www.multiquip.com and click on
Order Parts to log in and save!
Use the internet and qualify for a 5% Discount
on Standard orders for all orders which include
complete part numbers.*
Order via Fax (Dealers Only):
All customers are welcome to order parts via Fax.
Domestic (US) Customers dial:
1-800-6-PARTS-7 (800-672-7877)
Fax your order in and qualify for a 2% Discount
on Standard orders for all orders which include
complete part numbers.*
Order via Phone: Domestic (US) Dealers Call:
1-800-427-1244
Best Deal!
International Customers should contact
their local Multiquip Representatives for
Parts Ordering information.
Non-Dealer Customers:
Contact your local Multiquip Dealer for
parts or call 800-427-1244 for help in
locating a dealer near you.
Note: Discounts Are Subject To Change
Effective:
January 1st, 2006
NOTICE
All orders are treated as Standard Orders and will
ship the same day if received prior to 3PM PST.

PAGE 6 — DCA25USI 60 HZ GENERATOR • OPERATION AND PARTS MANUAL — REV. #3 (07/19/11)
SAFETY INFORMATION
Do not operate or service the equipment before reading the
entire manual. Safety precautions should be followed at all
times when operating this equipment. Failure to read and
understand the safety messages and operating instructions
could result in injury to yourself and others.
SAFETY MESSAGES
The four safety messages shown below will inform you
about potential hazards that could injure you or others. The
safety messages specifi cally address the level of exposure
to the operator and are preceded by one of four words:
DANGER, WARNING, CAUTION or NOTICE.
SAFETY SYMBOLS
DANGER
Indicates a hazardous situation which, if not avoided,
WILL result in DEATH or SERIOUS INJURY.
WARNING
Indicates a hazardous situation which, if not avoided,
COULD result in DEATH or SERIOUS INJURY.
CAUTION
Indicates a hazardous situation which, if not avoided,
COULD result in MINOR or MODERATE INJURY.
NOTICE
Addresses practices not related to personal injury.
Potential hazards associated with the operation of this
equipment will be referenced with hazard symbols which
may appear throughout this manual in conjunction with
safety messages.

DCA25USI 60 HZ GENERATOR • OPERATION AND PARTS MANUAL — REV. #3 (07/19/11) — PAGE 7
SAFETY INFORMATION
GENERAL SAFETY
CAUTION
NEVER operate this equipment without proper protective
clothing, shatterproof glasses, respiratory protection,
hearing protection, steel-toed boots and other protective
devices required by the job or city and state regulations.
NEVER operate this equipment when not
feeling well due to fatigue, illness or when
under medication.
NEVER operate this equipment under the infl uence of
drugs or alcohol.
ALWAYS check the equipment for loosened threads or
bolts before starting.
DO NOT use the equipment for any purpose other than
its intended purposes or applications.
NOTICE
This equipment should only be operated by trained and
qualifi ed personnel 18 years of age and older.
Whenever necessary, replace nameplate, operation and
safety decals when they become diffi cult read.
Manufacturer does not assume responsibility for any
accident due to equipment modifi cations. Unauthorized
equipment modifi cation will void all warranties.
NEVER use accessories or attachments that are not
recommended by MQ Power for this equipment. Damage
to the equipment and/or injury to user may result.
ALWAYS know the location of the nearest
fi re extinguisher.
ALWAYS know the location of the nearest
fi rst aid kit.
ALWAYS know the location of the nearest
phone or keep a phone on the job site.
Also, know the
phone numbers of the nearest ambulance, doctor
and
fi re department.
This information will be invaluable in
the case of an emergency.
GENERATOR SAFETY
DANGER
NEVER operate the equipment in an explosive
atmosphere or near combustible materials. An
explosion or fi re could result causing severe
bodily harm or even death.
WARNING
NEVER disconnect any
emergency or safety devices.
These devices are intended for operator safety.
Disconnection of these devices can cause severe injury,
bodily harm or even death. Disconnection of any of these
devices will void all warranties.
CAUTION
NEVER lubricate components or attempt service on a
running machine.
NOTICE
ALWAYS
ensure generator is on level ground before use.
ALWAYS
keep the machine in proper running condition.
Fix damage to machine and replace any broken parts
immediately.
ALWAYS
store equipment properly when it is not being
used. Equipment should be stored in a clean, dry location
out of the reach of children and unauthorized personnel

PAGE 8 — DCA25USI 60 HZ GENERATOR • OPERATION AND PARTS MANUAL — REV. #3 (07/19/11)
SAFETY INFORMATION
ENGINE SAFETY
DANGER
The engine fuel exhaust gases contain poisonous carbon
monoxide. This gas is colorless and odorless, and can
cause death if inhaled.
The engine of this equipment
requires an adequate free
fl ow of cooling air. NEVER
operate this equipment in
any enclosed or narrow area
where free fl ow of the air is
restricted. If the air fl ow is
restricted it will cause injury to people and property and
serious damage to the equipment or engine.
WARNING
DO NOT place hands or fingers inside engine
compartment when engine is running.
NEVER operate the engine with heat shields or
guards removed.
Keep fi ngers, hands hair and clothing away
from all moving parts to prevent injury.
DO NOT remove the radiator cap while the
engine is hot. High pressure boiling water
will gush out of the radiator and severely
scald any persons in the general area of
the generator.
DO NOT remove the coolant drain plug while the engine
is hot. Hot coolant will gush out of the coolant tank and
severely scald any persons in the general area of the
generator.
DO NOT remove the engine oil drain plug while the
engine is hot. Hot oil will gush out of the oil tank and
severely scald any persons in the general area of the
generator.
CAUTION
NEVER touch the hot exhaust manifold,
muffl er or cylinder. Allow these parts to cool
before servicing equipment.
NOTICE
NEVER
run engine without an air fi lter or with a dirty air
fi lter. Severe engine damage may occur. Service air fi lter
frequently to prevent engine malfunction.
NEVER tamper with the factory settings
of the engine or engine governor. Damage
to the engine or equipment can result
if operating in speed ranges above the
maximum allowable.
Wet stacking is a common problem with diesel engines
which are operated for extended periods with light or
no load applied. When a diesel engine operates without
suffi cient load (less than 40% of the rated output), it will
not operate at its optimum temperature. This will allow
unburned fuel to accumulate in the exhaust system,
which can foul the fuel injectors, engine valves and
exhaust system, including turbochargers, and reduce
the operating performance.
In order for a diesel engine to operate at peak effi ciency,
it must be able to provide fuel and air in the proper ratio
and at a high enough engine temperature for the engine
to completely burn all of the fuel.
Wet stacking does not usually cause any permanent
damage and can be alleviated if additional load is
applied to relieve the condition. It can reduce the system
performance and increase maintenance. Applying an
increasing load over a period of time until the excess
fuel is burned off and the system capacity is reached
usually can repair the condition. This can take several
hours to burn off the accumulated unburned fuel.
State Health Safety Codes and Public Resources
Codes specify that in certain locations, spark arresters
must be used on internal combustion engines that use
hydrocarbon fuels. A spark arrester is a device designed
to prevent accidental discharge of sparks or fl ames
from the engine exhaust. Spark arresters are qualifi ed
and rated by the United States Forest Service for this
purpose. In order to comply with local laws regarding
spark arresters, consult the engine distributor or the
local Health and Safety Administrator.

DCA25USI 60 HZ GENERATOR • OPERATION AND PARTS MANUAL — REV. #3 (07/19/11) — PAGE 9
SAFETY INFORMATION
FUEL SAFETY
DANGER
DO NOT start the engine near spilled fuel or combustible
fl uids. Diesel fuel is extremely fl ammable and its vapors
can cause an explosion if ignited.
ALWAYS refuel in a well-ventilated area, away from
sparks and open fl ames.
ALWAYS use extreme caution when working with
fl ammable liquids.
DO NOT fi ll the fuel tank while the engine is running
or hot.
DO NOT overfi ll tank, since spilled fuel could ignite if it
comes into contact with hot engine parts or sparks from
the ignition system.
Store fuel in appropriate containers, in well-ventilated
areas and away from sparks and fl ames.
NEVER use fuel as a cleaning agent.
DO NOT smoke around or near the
equipment. Fire or explosion could result
from fuel vapors or if fuel is spilled on a
hot engine.
TOWING SAFETY
CAUTION
Check with your local county or state safety
towing regulations, in addition to meeting
Department of Transportation (DOT)
Safety Towing Regulations, before towing
your generator.
Refer to MQ Power trailer manual for additional safety
information.
In order to reduce the possibility of an accident while
transporting the generator on public roads, ALWAYS
make sure the trailer that supports the generator and
the towing vehicle are mechanically sound and in good
operating condition.
ALWAYS shutdown engine before transporting
Make sure the hitch and coupling of the towing vehicle
are rated equal to, or greater than the trailer “gross
vehicle weight rating.”
ALWAYS inspect the hitch and coupling for wear.
NEVER
tow a trailer with defective hitches, couplings, chains, etc.
Check the tire air pressure on both towing vehicle and
trailer.
Trailer tires should be infl ated to 50 psi cold.
Also check the tire tread wear on both vehicles.
ALWAYS make sure the trailer is equipped with a
safety
chain.
ALWAYS properly
attach trailer’s safety chains to towing
vehicle.
ALWAYS
make sure the vehicle and trailer directional,
backup, brake and trailer lights are connected and
working properly.
DOT Requirements include the following:
• Connect and test electric brake operation.
• Secure portable power cables in cable tray with tie
wraps.
The maximum speed for highway towing is 55 MPH
unless
posted otherwise. Recommended off-road towing is not to
exceed 15 MPH or less depending on type of terrain.
Avoid sudden stops and starts. This can cause skidding,
or jack-knifi ng. Smooth, gradual starts and stops will
improve towing.
Avoid sharp turns to prevent rolling.
Trailer should be adjusted to a level position at all times
when towing.
Raise and lock trailer wheel stand in up position when
towing.
Place chock blocks underneath wheel to prevent
rolling
while parked.
Place support blocks
underneath the trailer’s bumper
to prevent tipping while parked.
Use the trailer’s swivel jack to adjust the trailer height to
a level position while parked.

PAGE 10 — DCA25USI 60 HZ GENERATOR • OPERATION AND PARTS MANUAL — REV. #3 (07/19/11)
SAFETY INFORMATION
ELECTRICAL SAFETY
DANGER
DO NOT touch output terminals during
operation. Contact with output terminals
during operation can cause electrocution,
electrical shock or burn.
The electrical voltage required to
operate the generator can cause severe
injury or even death through physical contact with live
circuits. Turn generator and all circuit breakers OFF
before performing maintenance on the generator or
making contact with output terminals.
NEVER insert any objects into the output
receptacles during operation. This is
extremely dangerous. The possibility exists
of electrical shock, electrocution or
death.
Backfeed to a utility system can cause
electrocution and/or property damage.
NEVER connect the generator to a
building’s electrical system without
a transfer switch or other approved
device. All installations should be
performed by a licensed electrician in accordance with
all applicable laws and electrical codes. Failure to do so
could result in electrical shock or burn, causing serious
injury or even death.
Power Cord/Cable Safety
DANGER
NEVER let power cords or cables lay in water.
NEVER stand in water while AC power from the
generator is being transferred to a load.
NEVER use damaged or worn cables or cords when
connecting equipment to generator. Inspect for cuts in
the insulation.
NEVER grab or touch a live power
cord or cable with wet hands. The
possibility exists of electrical shock,
electrocution or death.
Make sure power cables are securely connected to the
generator’s output receptacles. Incorrect connections
may cause electrical shock and damage to the
generator.
NOTICE
ALWAYS
make certain that proper power or extension
cord has been selected for the job. See Cable Selection
Chart in this manual.
Grounding Safety
DANGER
ALWAYS
make sure that electrical circuits are properly
grounded to a suitable earth ground (ground rod) per
the National Electrical Code (NEC) and local codes
before operating generator.
Severe injury or death by
electrocution
can result from operating an ungrounded
generator.
NEVER use gas piping as an electrical ground.

DCA25USI 60 HZ GENERATOR • OPERATION AND PARTS MANUAL — REV. #3 (07/19/11) — PAGE 11
SAFETY INFORMATION
BATTERY SAFETY
DANGER
DO NOT drop the battery. There is a possibility that the
battery will explode.
DO NOT expose the battery to open fl ames,
sparks, cigarettes, etc. The battery contains
combustible gases and liquids. If these
gases and liquids come into contact with a
fl ame or spark, an explosion could occur.
WARNING
ALWAYS wear safety glasses when handling
the battery to avoid eye irritation. The battery
contains acids that can cause injury to the
eyes and skin.
Use well-insulated gloves when picking up the battery.
ALWAYS keep the battery charged. If the battery is not
charged, combustible gas will build up.
ALWAYS recharge the battery in a well-ventilated
environment to avoid the risk of a dangerous concentration
of combustible gasses.
If the battery liquid (dilute sulfuric acid) comes into
contact with clothing or skin, rinse skin or clothing
immediately with plenty of water.
If the battery liquid (dilute sulfuric acid) comes into
contact with eyes, rinse eyes immediately with plenty
of water and contact the nearest doctor or hospital to
seek medical attention.
CAUTION
ALWAYS disconnect the NEGATIVE battery terminal
before performing service on the generator.
ALWAYS keep battery cables in good working condition.
Repair or replace all worn cables.
ENVIRONMENTAL SAFETY
NOTICE
Dispose of hazardous waste properly.
Examples of potentially hazardous waste
are used motor oil, fuel and fuel fi lters.
DO NOT use food or plastic containers to
dispose of hazardous waste.
DO NOT
pour waste, oil or fuel directly onto the ground,
down a drain or into any water source.

PAGE 12 — DCA25USI 60 HZ GENERATOR • OPERATION AND PARTS MANUAL — REV. #3 (07/19/11)
SPECIFICATIONS
Table 1. Generator Specifications
Model DCA25USI
Type Revolving field, self ventilated,
drip-proof, single-bearing generator
Armature Connection Star with Neutral Zigzag
Phase 3 Single
Standby Output 27.5 kVA (22.0 KW) 15.8 KW
Prime Output 25kVA (20 KW) 14.4 KW
Power Factor 0.8 1.0
Voltage 240 or 480V 240V/120V
Frequency 60 Hz
Speed 1800 rpm
Aux. AC Power Single Phase, 60 Hz
Aux. Voltage/Output 4.8 Kw (2.4 kW x 2)
Dry Weight 1,808 lbs. (820 kg.)
Wet Weight 2,138 lbs. (970 kg.)
Table 2. Engine Specifications
Model ISUZU AA-4LE2 Tier 2 Certified
Type 4 cycle, water-cooled, direct injection
No. of Cylinders 4 cylinders
Bore x Stroke 3.35 in. x3.78 in. (85 mm x 96 mm)
Displacement 132 cu. in. (2,179 cc)
Rated Output 30.6 HP at 1800 rpm
Starting Electric
Coolant Capacity 1.7 gal. (6.4 liters)
Lube Oil Capacity 2.25 gal. (8.5 liters)
Fuel Type #2 Diesel Fuel
Fuel Tank Capacity 41.7 gal. (158 Liters)
Fuel Consumption 1.44 gal. (5.47 L)/hr at full load 1.05 gal. (3.99 L)/hr at 3/4 load
0.74 gal. (2.81 L)/hr at 1/2 load 0.45 gal. (1.70 L)/hr at 1/4 load
Battery 12V-53 Ah x 1

DCA25USI 60 HZ GENERATOR • OPERATION AND PARTS MANUAL — REV. #3 (07/19/11) — PAGE 13
DIMENSIONS
D
BC
AE
F
25
H
G
TOP VIEW
SIDE VIEW
FRONT VIEW
Figure 1. Dimensions
Table 3. Dimensions
Reference
Letter Dimension in. (mm) Reference Letter Dimension in. (mm)
A 22.64 in. (575 mm.) F 70.47 in. (1,790 mm.)
B 20.87 in. (530 mm.) G 49.61 in. (1,260 mm.)
C 27.36 in. (695 mm.) H 31.1 in. (790 mm.)
D 24.41 in. (620 mm.)
E 25.59 in. (650 mm.)

PAGE 14 — DCA25USI 60 HZ GENERATOR • OPERATION AND PARTS MANUAL — REV. #3 (07/19/11)
INSTALLATION
Figure 2. Typical Generator Grounding Application

DCA25USI 60 HZ GENERATOR • OPERATION AND PARTS MANUAL — REV. #3 (07/19/11) — PAGE 15
INSTALLATION
OUTDOOR INSTALLATION
Install the generator in a area that is free of debris,
bystanders, and overhead obstructions. Make sure the
generator is on secure level ground so that it cannot slide
or shift around. Also install the generator in a manner so
that the exhaust will not be discharged in the direction of
nearby homes.
The installation site must be relatively free from moisture
and dust. All electrical equipment should be protected from
excessive moisture. Failure to do will result in deterioration
of the insulation and will result in short circuits and
grounding.
Foreign materials such as dust, sand, lint and abrasive
materials have a tendency to cause excessive wear to
engine and alternator parts.
INDOOR INSTALLATION
Exhaust gases from diesel engines are extremely
poisonous. Whenever an engine is installed indoors the
exhaust fumes must be vented to the outside. The engine
should be installed at least two feet from any outside wall.
Using an exhaust pipe which is too long or too small can
cause excessive back pressure which will cause the engine
to heat excessively and possibly burn the valves.
MOUNTING
The generator must be mounted on a solid foundation (such
as concrete) and set firmly on the foundation to isolate
vibration of the generator when it is running. The generator
must set at least 6 inches above the floor or grade level (in
accordance to NFPA 110, Chapter 5-4.1). DO NOT remove
the metal skids on the bottom of the generator. They are
to resist damage to the bottom of the generator and to
maintain alignment.
CAUTION
Pay close attention to ventilation when operating the
generator inside tunnels and caves. The engine exhaust
contains noxious elements. Engine exhaust must be
routed to a ventilated area.
GENERATOR GROUNDING
To guard against electrical shock and possible damage to
the equipment, it is important to provide a good EARTH
ground.
Article 250 (Grounding) of the National Electrical Code
(NEC) provides guide lines for proper grounding and
specifies that the cable ground shall be connected to the
grounding system of the building as close to the point of
cable entry as practical.
NEC articles 250-64(b) and 250-66 set the following
grounding requirements:
1. Use one of the following wire types to connect the
generator to earth ground.
a. Copper - 8 AWG (5.3 mm2)
b. Aluminum - 6 AWG (8.4 mm2)
2. When grounding the generator (Figure 2) connect the
ground cable between the lock washer and the nut on
the generator and tighten the nut fully. Connect the
other end of the ground cable to earth ground.
3. NEC article 250-52(c) specifies that the earth ground rod
should be buried a minimum of 8 ft. into the ground.
NOTICE
When connecting the generator to any buildings
electrical system ALWAYS consult with a licensed
electrician.

PAGE 16 — DCA25USI 60 HZ GENERATOR • OPERATION AND PARTS MANUAL — REV. #3 (07/19/11)
GENERATOR
This MQ Power generator (Figure 3) is a high quality
portable (requires a trailer for transport) power source for
telecom sites, lighting facilities, power tools, submersible
pumps and other industrial and construction machinery.
ENGINE OPERATING PANEL
The “Engine Operating Panel” is provided with the following:
Tachometer
Water Temperature Gauge
Warning Lamp
Pre-Heat Lamp
Oil Pressure Gauge
Charging Ammeter Gauge
Fuel Level Gauge
Panel Light/Panel Light Switch
Oil Pressure Alarm Lamp
Water Temperature Alarm Lamp
Fuel Filter Water Level Alarm Lamp
GENERATOR CONTROL PANEL
The “Generator Control Panel” is provided with the following:
Frequency Meter (Hz)
AC Ammeter (Amps)
AC Voltmeter (Volts)
Ammeter Change-Over Switch
Voltmeter Change-Over Switch
Voltage Regulator
3-Pole, 6 amp Main Circuit Breaker
“Control Box” (located behind the Gen. Control Panel)
• Automatic Voltage Regulator
• Current Transformer
• Over-Current Relay
• Starter Relay
• Voltage Selector Switch
OUTPUT TERMINAL PANEL
The “Output Terminal Panel” is provided with the following:
Two 120/240V output receptacles (CS-6369), 50A
Two auxiliary circuit breakers, 50A
Two 120V output receptacles (GFCI), 20A
Two GFCI circuit breakers, 20A
Five output terminal lugs (3Ø power)
OPEN DELTA EXCITATION SYSTEM
This generator is equipped with the state of the art “Open-
Delta” excitation system. The open delta system consist
of an electrically independent winding wound among
stationary windings of the AC output section.
There are four connections of the open delta A, B, C and
D. During steady state loads, the power from the voltage
regulator is supplied from the parallel connections of A to
B, A to D, and C to D. These three phases of the voltage
input to the voltage regulator are then rectified and are the
excitation current for the exciter section.
When a heavy load, such as a motor starting or a short
circuit occurs, the automatic voltage regulator (AVR)
switches the configuration of the open delta to the series
connection of B to C. This has the effect of adding the
voltages of each phase to provide higher excitation to the
exciter section and thus better voltage response during the
application of heavy loads.
The connections of the AVR to the AC output windings are
for sensing only. No power is required from these windings.
The open-delta design provides virtually unlimited excitation
current, offering maximum motor starting capabilities. The
excitation does not have a “fixed ceiling” and responds
according the demands of the required load.
ENGINE
This generator unit incorporates an ISUZU AA-4LE2 diesel
engine. This engine is designed to meet every performance
requirement for the generator. Reference Table 2 for engine
specifications.
In keeping with MQ Power’s policy of constantly improving
its products, the specifications quoted herein are subject
to change without prior notice.
ELECTRIC GOVERNOR SYSTEM
The electric governor system controls the RPMs of the engine.
When the engine demand increases or decreases, the
governor system regulates the frequency variation to ±.25%.
EXTENSION CABLES
When electric power is to be provided to various tools or
loads at some distance from the generator, extension cords
are normally used. Cables should be sized to allow for
distance in length and amperage so that the voltage drop
between the generator and point of use (load) is held to
a minimum. Use the cable selection chart (Table 6) as a
guide for selecting proper extension cable size.
GENERAL INFORMATION

DCA25USI 60 HZ GENERATOR • OPERATION AND PARTS MANUAL — REV. #3 (07/19/11) — PAGE 17
MAJOR COMPONENTS
2
4
3
6
AMP
1000 2000
3000
0
RP M 7
UVWO
1
8
5
Figure 3. Major Components
Table 4. Generator Major Components
ITEM NO. DESCRIPTION
1 Muffler Assembly
2 Engine Assembly
3 Enclosure Assembly
4 Generator Assembly
5 Output Terminal Assembly
6 Battery Assembly
7 Fuel Tank Assembly
8 Generator Control Panel Assembly
9 Engine Operating Panel Assembly

PAGE 18 — DCA25USI 60 HZ GENERATOR • OPERATION AND PARTS MANUAL — REV. #3 (07/19/11)
GENERATOR CONTROL PANEL
Figure 4. Generator Control Panel
1000 2000
3000
0
R P M
OFF
W
U
V
OFF
W-U
V-W
U-V
DECREASE
INCREASE
1
2
4
3
6
7
5
STOP OPERATION
(PRE-HEAT)
START
The definitions below describe the controls and functions
of the Generator Control Panel (Figure 4).
1. Voltage Regulator Control — Allows ±15% manual
adjustment of the generator’s output voltage.
2. Main Circuit Breaker—This three-pole, 60A main
breaker is provided to protect the the U,V, and W
Output Terminal Lugs from overload.
3. Ammeter Change-Over Switch — This switch allows
the AC ammeter to indicate the current flowing to the
load connected to any phase of the output terminals,
or to be switched off. This switch does not effect the
generator output in any fashion, it is for current reading
only.
4. Voltmeter Change-Over Switch — This switch allows
the AC voltmeter to indicate phase to phase voltage
between any two phases of the output terminals or to
be switched off.
5. AC Voltmeter — Indicates the output voltage present
at the U,V, and W Output Terminal Lugs.
6. AC Ammeter — Indicates the amount of current the
load is drawing from the generator per leg selected by
the ammeter phase-selector switch.
7. Frequency Meter — Indicates the output frequency
in hertz (Hz). Normally 60 Hz.
Located behind the generator control panel is the Generator
Control Box. This box contains some of the necessary
electronic components required to make the generator
function.
The Control Box is equipped with the following major
components:
Over-Current Relay
Automatic Voltage Regulator (AVR)
Starter Relay
Current Transformer
Voltage Selector Switch
Main Circuit Breaker
NOTICE
Remember the overcurrent relay monitors the current
flowing from the U,V, and W Output Terminal Lugs
to the load.
In the event of a short circuit or over current condition,
it will automatically trip the 60 amp main breaker.
To restore power to the Output Terminal Panel, press
the reset button on the overcurrent relay and place the
main circuit breaker in the closed position (ON).

DCA25USI 60 HZ GENERATOR • OPERATION AND PARTS MANUAL — REV. #3 (07/19/11) — PAGE 19
ENGINE OPERATING PANEL
Figure 5. Engine Operating Panel
1000 2000
3000
0
R P M
OFF
W
U
V
OFF
W-U
V-W
U-V
DECREASE
INCREASE
STOP OPERATION
(PRE-HEAT)
START
3
1
2
4
5
6
7
8
9
10
11
12
The definitions below describe the controls and functions
of the Engine Operating Panel (Figure 5).
1. Panel Light Switch — When activated will turn on control
panel light.
2. Panel Light — Normally used in dark areas or at night
time. When activated, panel lights will illuminate. When
the generator is not in use be sure to turn the panel light
switch to the OFF position.
3. Oil Pressure Alarm Lamp — Indicates that the oil
pressure is too low or high and will shut down the engine.
4. Oil Pressure Alarm Lamp — Indicates that the water
temperature is outside of normal range and will shut
down the engine.
5. Fuel Filter Water Lever Alarm Lamp — Indicates that
water level in the fuel level has risen. Drain the water in
the fuel filter strainer when this condition occurs.
6. Preheat Lamp — When the ignition key is placed in
the preheat position, this lamp will illuminate to indicate
preheating of the engine glow plugs. When the lamp turns
off, this indicates that the preheat cycle is complete and
the engine can be started.
7. Ignition Switch — Three position switch, stop, operation
and start. Insert ignition key to start and stop engine.
8. Oil Pressure Gauge — Normal operation should be
between 28 ~71 psi (193 ~490 kPa). When starting the
generator the oil pressure may read a bit higher, but after
the engine warms up the oil pressure should return to
normal.
9. Water Temperature Gauge — During normal operation
this gauge be should read between 165° F to 203° F.
10. Charging Ammeter Gauge — Indicates the current
being supplied by the engine’s alternator which provides
current for generator’s control circuits and battery
charging system.
11. Fuel Gauge — Indicates amount of diesel fuel available
12. Tachometer — Indicates engine speed in RPM’s for 60
Hz operation. This meter should indicate 1800 RPM’s
when the rated load is applied. In addition a built in hour
meter will record the number of operational hours that
the generator has been in use

PAGE 20 — DCA25USI 60 HZ GENERATOR • OPERATION AND PARTS MANUAL — REV. #3 (07/19/11)
OUTPUT TERMINAL PANEL FAMILIARIZATION
OUTPUT TERMINAL PANEL
The Output Terminal Panel (Figure 6) shown below is
located on the right-hand side (left from control panel) of
the generator. Lift up on the cover to gain access to
receptacles and terminal lugs.
NOTICE
Terminal legs “O” and “Ground” are considered bonded
grounds.
OUTPUT TERMINAL FAMILIARIZATION
The “Output Terminal Panel ” (Figure 6) is provided with
the following:
Two 120/240V output receptacles @ 50 amp
Two Circuit Breakers @ 50 amps
Two 120V GFCI receptacles @ 20 amp
Two GFCI Circuit Breakers @ 20 amps
Five Output Terminal Lugs ( U, V, W, O, Ground)
Figure 6. Output Terminal Panel

DCA25USI 60 HZ GENERATOR • OPERATION AND PARTS MANUAL — REV. #3 (07/19/11) — PAGE 21
OUTPUT TERMINAL PANEL FAMILIARIZATION
120 VAC GFCI Receptacles
There are two 120 VAC, 20 amp GFCI (Duplex Nema
5-20R) receptacles provided on the output terminal panel.
These receptacles can be accessed in any voltage
selector switch position. Each receptacle is protected by a
20 amp circuit breaker. These breakers are located directly
above the GFCI receptacles. Remember the load output
(current) of both GFCI receptacles is dependent on the load
requirements of the U, V, and W output terminal lugs.
Pressing the reset button resets the GFCI receptacle after
being tripped. Pressing the test button (See Figure 7) in
the center of the receptacle will check the GFCI function.
Both receptacles should be tested at least once a month.
Figure 7. G.F.C.I. Receptacle
Twist Lock Dual Voltage 120/240 VAC Receptacles
There are two 120/240V, 50 amp auxiliary twist-lock (CS-
6369) receptacles (Figure 8) provided on the output
terminal panel. These receptacles can only be accessed
when the voltage selector switch is placed in the single-
phase 240/120 position.
Figure 8. 120/240V Twist-Lock Auxiliary
Receptacles
Each auxiliary receptacle is protected by a 50 amp circuit
breaker. These breakers are located directly above the
GFCI receptacles. Remember the load output (current) on
each receptacle is dependent on the load requirements of
the output terminal lugs.
Turn the voltage regulator control knob (Figure 9) on the
control panel to obtain the desired voltage. Turning the knob
clockwise will increase the voltage, turning the knob
counter-clockwise will decrease the voltage.
Figure 9. Voltage Regulator Control Knob
Removing the Plastic Face Plate (Hard Wire
Hookup Panel)
The output terminal lugs are protected by a plastic face
plate cover (Figure 10). Un-screw the securing bolts and
lift the plastic terminal cover to gain access to the terminal
enclosure.
After the load wires have been securely attached to the
terminal lugs, reinstall the plastic face plate.
Figure 10. Plastic Face Plate
(Output Terminal Lugs)

PAGE 22 — DCA25USI 60 HZ GENERATOR • OPERATION AND PARTS MANUAL — REV. #3 (07/19/11)
OUTPUT TERMINAL PANEL FAMILIARIZATION
Connecting Loads
Loads can be connected to the generator by the output
terminal lugs or the convenience receptacles (Figure 11).
Make sure to read the operation manual before attempting
to connect a load to the generator.
To protect the output terminals from overload, a 3-pole, 60
amp main circuit breaker is provided. Make sure to switch
ALL circuit breakers to the OFF position prior to starting
the engine.
Figure 11. Connecting Loads
Over Current Relay
An over current relay (Figure 12) is connected to the main
circuit breaker. In the event of an overload, both the circuit
breaker and the over current relay may trip. If the circuit
breaker can not be reset, the reset button on the over
current relay must be pressed. The over current relay is
located in the control box.
Figure 12. Over Current Relay

DCA25USI 60 HZ GENERATOR • OPERATION AND PARTS MANUAL — REV. #3 (07/19/11) — PAGE 23
LOAD APPLICATION
SINGLE PHASE LOAD
Always be sure to check the nameplate on the generator
and equipment to insure the wattage, amperage, frequency,
and voltage requirements are satisfactorily supplied by the
generator for operating the equipment.
Generally, the wattage listed on the nameplate of the
equipment is its rated output. Equipment may require
130—150% more wattage than the rating on the nameplate,
as the wattage is influenced by the efficiency, power factor
and starting system of the equipment.
WATTS = VOLTAGE x AMPERAGE
The power factor of this generator is 0.8. See Table 5 below
when connecting loads.
Table 6. Cable Selection (60 Hz, Single Phase Operation)
Current
in
Amperes
Load in Watts Maximum Allowable Cable Length
At 100
Volts
At 200
Volts #10 Wire #12 Wire #14 Wire #16 Wire
2.5 300 600 1000 ft. 600 ft. 375 ft. 250 ft.
5 600 1200 500 ft. 300 ft. 200 ft. 125 ft.
7.5 900 1800 350 ft. 200 ft. 125 ft. 100 ft.
10 1200 2400 250 ft. 150 ft. 100 ft.
15 1800 3600 150 ft. 100 ft. 65 ft.
20 2400 4800 125 ft. 75 ft. 50 ft.
CAUTION: Equipment damage can result from low voltage
NOTICE
If wattage is not given on the equipment’s name plate,
approximate wattage may be determined by multiplying
nameplate voltage by the nameplate amperage.
Table 5. Power Factor By Load
Type of Load Power Factor
Single-phase induction motors 0.4-0.75
Electric heaters, incandescent lamps 1.0
Fluorescent lamps, mercury lamps 0.4-0.9
Electronic devices, communication
equipment 1.0
Common power tools 0.8
THREE PHASE LOAD
When calculating the power requirements for 3-phase
power use the following equation:
An inadequate size connecting cable which cannot carry the
required load can cause a voltage drop which can burn out
the appliance or tool and overheat the cable. SeeTable 6.
When connecting a resistance load such as an
incandescent lamp or electric heater, a capacity of up
to the generating set’s rated output (kW) can be used.
When connecting a fluorescent or mercury lamp, a
capacity of up to the generating set’s rated output (kW)
multiplied by 0.6 can be used.
When connecting an electric drill or other power tools,
pay close attention to the required starting current
capacity.
When connecting ordinary power tools, a capacity of up to
the generating set’s rated output (kW) multiplied by 0.8 can
be used.
NOTICE
Motors and motor-driven equipment draw much greater
current for starting than during operation.
NOTICE
If 3Ø load (kVA) is not given on the equipment
nameplate, approximate 3Ø load may be determined
by multiplying voltage by amperage by 1.732.
DANGER
Before connecting this generator to any building’s
electrical system, a licensed electrician must install
an isolation (transfer) switch. Serious damage to
the building’s electrical system may occur without this
transfer switch.

PAGE 24 — DCA25USI 60 HZ GENERATOR • OPERATION AND PARTS MANUAL — REV. #3 (07/19/11)
GENERATOR OUTPUTS
GENERATOR OUTPUT VOLTAGES
A wide range of voltages are available to supply voltage for
many different applications. Voltages are selected by using
the voltage selector switch (Figure 13). To obtain some of
the voltages as listed in Table 7 (see below) will require a
fine adjustment using the voltage regulator (VR) control
knob located on the control panel.
Voltage Selector Switch
The voltage selector switch (Figure 13) is located above
the output terminal panel’s Hard Wire Hook-up Panel. It
has been provided for ease of voltage selection.
Figure 13. Voltage Selector Switch
Voltage Selector Switch Locking Button
To lock the voltage selector switch, press and hold the
red button located at the bottom of the switch. While
holding the red button down, insert a pad lock into the hole
next to the button to retain it in the inward locked position.
When the lock is removed, the red button is spring loaded
and will return to its normal outward unlocked position .
CAUTION
NEVER change the position of the voltage selector
switch while the engine is running. ALWAYS place
circuit breaker in the OFF position before selecting
voltage.
Table 7. Voltages Available
UVWO Output
Terminal Lugs
Voltage Selector Switch
3-Phase 240/139V Position
Voltage Selector Switch
3-Phase 480/270V Position
3Ø Line-Line 208V 220V 240V 416V 440V 480V
1Ø Line-Neutral 120V 127V 139V 240V 254V 277V
Voltage Selector Switch Single-Phase 240/120V Position
1Ø Line-Neutral/
Line-Line
120V
Line-Neutral N/A N/A 240V
Line-Line N/A N/A
Generator Amperage
Table 8 shows the maximum amps the generator can
provide. DO NOT exceed the maximum amps as listed..
GFCI Receptacle Load Capability
The load capability of the GFCI receptacles is directly
related to the voltage being supplied at either the output
terminals or the two twist lock auxiliary receptacles.
Table 9 and Table 10 show what amount of current is
available at the GFCI receptacles when the output terminals
and twist lock receptacles are in use. Be careful that your
load does not to exceed the available current capability at
the receptacles.
Table 8. Generator Maximum Amps
Rated Voltage Maximum Amps
1Ø 120 Volt 55.6 amps (4 wire)
60A x 2 (Zigzag)
1Ø 240 Volt 27.8 amps (4 wire)
60A (Zigzag)
3Ø 240 Volt 60 amps
3Ø 480 Volt 30 amps
Table 9. 1Ø GFCI Receptacle Load Capacity
KW in Use
Twist Lock (C6369)
Available Load
Current (Amps)
1Ø 240/120V GFCI Duplex
5-20R 120V
14.4 0 amps/receptacle
13.2 5 amps/receptacle
12.0 10 amps/receptacle
10.8 15 amps/receptacle
9.6 20 amps/receptacle
Table 10. 3Ø Generator Maximum Amps
KVA in Use
(UVWO Terminals)
Available Load
Current (Amps)
3Ø 240/480V GFCI Duplex
5-20R 120V
25 0 amps/receptacle
20.8 5 amps/receptacle
16.7 10 amps/receptacle
12.5 15 amps/receptacle
8.4 20 amps/receptacle

DCA25USI 60 HZ GENERATOR • OPERATION AND PARTS MANUAL — REV. #3 (07/19/11) — PAGE 25
GENERATOR OUTPUTS/GAUGE READING
HOW TO READ THE AC AMMETER AND AC
VOLTAGE GAUGES
The AC ammeter and AC voltmeter gauges are controlled
by the AC ammeter and AC voltmeter change-over
switches.
Both of these switches are located on the control panel and
DO NOT effect the generator output. They are provided to
help observe how much power is being supplied, produced
at the UVWO terminals lugs.
Before taking a reading from either gauge, set the Voltage
Selector Switch (Figure 14) to the position which produces
the required voltage (For example, for 3Ø 240V, choose
the center 3Ø 240/139V position on the voltage selector
switch).
Figure 14. Voltage Selector Switch
240/139V 3Ø Position
AC Voltmeter Gauge Reading
Place the AC Voltmeter Change-Over Switch (Figure 15)
in the W-U position and observe the phase to phase voltage
reading between the W and U terminals as indicated on
the AC Voltmeter Gauge (Figure 16)
NOTICE
For 3Ø 208V/1Ø,120V, place the Voltage Selector
Switch in the 3 Phase 240/139 position.
Figure 15. AC Voltmeter
Change-Over Switch
Figure 16. AC Voltmeter
Gauge
AC Ammeter Gauge Reading
Place the AC Ammeter Change-Over Switch (Figure 17)
in the U position and observe the current reading (load
drain) on the U terminal as indicated on the AC Ammeter
Gauge (Figure 18). This process can be repeated for
terminals V and W.
Figure 17. AC Ammeter
Change-Over Switch
Figure 18. AC Ammeter
(Amp Reading on U Lug)
NOTICE
The ammeter gauge will only show a reading when
the Output Terminal Lugs are connected to a load
and in use.

PAGE 26 — DCA25USI 60 HZ GENERATOR • OPERATION AND PARTS MANUAL — REV. #3 (07/19/11)
OUTPUT TERMINAL PANEL CONNECTIONS
UVWO TERMINAL OUTPUT VOLTAGES
Various output voltages can be obtained using the UVWO
output terminal lugs. The voltages at the terminals are
dependent on the position of the Voltage Selector Switch
and the adjustment of the Voltage Regulator Control
Knob.
Remember the voltage selector switch determines the
range of the output voltage. The voltage regulator (VR)
allows the user to increase or decrease the selected
voltage.
3Ø-240/139 UVWO Terminal Output Voltages
1. Place the voltage selector switch in the 3Ø 240/139
position as shown in Figure 19.
Figure 19. Voltage Selector Switch
3Ø-240/139V Position
2. Connect the load wires to the UVWO terminals as
shown in Figure 20.
Figure 20. UVWO Terminal Lugs
3Ø-240/139V Connections
3. Turn the voltage regulator knob (Figure 21) clockwise
to increase voltage output, turn counterclockwise to
decrease voltage output. Use voltage regulator
adjustment knob whenever fine tuning of the output
voltage is required.
Figure 21. Voltage Regulator Knob
3Ø-208V/1Ø-120V UVWO Terminal Output Voltages
1. Place the voltage selector switch in the 3Ø 240/139
position as shown in Figure 22.
Figure 22. Voltage Selector Switch
3Ø-240/139V Position
2. Connect the load wires to the UVWO terminals as
shown in Figure 23.
Figure 23. UVWO Terminal Lugs
3Ø-208/1Ø-120V Connections Connections
NOTICE
To achieve a 3Ø 208V output the voltage selector switch
must be in the 3Ø-240/139 position and the voltage
regulator must be adjusted to 208V..

DCA25USI 60 HZ GENERATOR • OPERATION AND PARTS MANUAL — REV. #3 (07/19/11) — PAGE 27
OUTPUT TERMINAL PANEL CONNECTIONS
3Ø-480/277V UVWO Terminal Output Voltages
1. Place the voltage selector switch in the 3Ø 480/277
position as shown in Figure 24.
Figure 24. Voltage Selector Switch
3Ø-480/277V Position
2. Connect the load wires to the UVWO terminals as
shown in Figure 25.
Figure 25. UVWO Terminal Lugs
3Ø-440/254V Connections
3. Turn the voltage regulator knob (Figure 21) clockwise
to increase voltage output, turn counterclockwise
to decrease voltage output. Use voltage regulator
adjustment knob whenever fine tuning of the output
voltage is required.
1Ø-240/120V UVWO Terminal Output Voltages
1. Place the voltage selector switch in the 1Ø 240/120
position as shown in Figure 26.
Figure 26. Voltage Selector Switch
1Ø-240/120V Position
2. Connect the load wires to the UVWO terminals as
shown in Figure 27.
Figure 27. UVWO Terminal Lugs
1Ø-200/100V Connections
3. Turn the voltage regulator knob (Figure 21) clockwise
to increase voltage output, turn counterclockwise to
decrease voltage output. Use voltage regulator
adjustment knob whenever fine tuning of the output
voltage is required.
NOTICE
ALWAYS make sure that the connections to the UVWO
terminals are secure and tight. The possibility of arcing
exists, that could cause a fire.

PAGE 28 — DCA25USI 60 HZ GENERATOR • OPERATION AND PARTS MANUAL — REV. #3 (07/19/11)
INSPECTION/SETUP
CIRCUIT BREAKERS
To protect the generator from an overload, a 3-pole, 60
amp, main circuit breaker is provided to protect the U,V,
and W Output Terminals from overload. In addition two
single-pole, 20 amp GFCI circuit breakers are provided to
protect the GFCI receptacles from overload. Three 50 amp
load circuit breakers have also been provided to protect the
auxiliary receptacles from overload. Make sure to switch
ALL circuit breakers to the OFF position prior to starting
the engine.
LUBRICATION OIL
Fill the engine crankcase with lubricating oil through the
filler hole, but DO NOT overfill. Make sure the generator is
level and verify that the oil level is maintained between the
two notches (Figure 28) on the dipstick. See Table 11 for
proper selection of engine oil.
Figure 28. Engine Oil Dipstick
When checking the engine oil, be sure to check if the oil is
clean. If the oil is not clean, drain the oil by removing the
oil drain plug, and refill with the specified amount of oil as
outlined in the ISUZU Engine Owner’s Manual. Oil should
be warm before draining.
Other types of motor oils may be substituted if they meet
the following requirements:
API Service Classification CC/SC
API Service Classification CC/SD
API Service Classification CC/SE
API Service Classification CC/SF
Table 11. Recommended Motor Oil
FUEL CHECK
Refilling the Fuel System
This generator has an internal fuel tank located inside
the trailer frame and may also be equipped with an
environmental fuel tank (Figure 29). ALWAYS fill the fuel
tanks with clean fresh #2 diesel fuel. DO NOT fill the fuel
tanks beyond their capacities.
Pay attention to the fuel tank capacity when replenishing
fuel. The fuel tank cap must be closed tightly after filling.
Handle fuel in a safety container. If the container does not
have a spout, use a funnel. Wipe up any spilled fuel
immediately.
Figure 29. Internal Fuel Tank System
DANGER
Fuel spillage on a hot engine can cause
a fire or explosion. If fuel spillage occurs,
wipe up the spilled fuel completely to
prevent fire hazards. NEVER smoke
around or near the generator.
CAUTION
ONLY properly trained personnel who have read
and understand this section should refill the fuel tank
system.

DCA25USI 60 HZ GENERATOR • OPERATION AND PARTS MANUAL — REV. #3 (07/19/11) — PAGE 29
INSPECTION/SETUP
Refueling Procedure:
1. Level Tanks — Make sure fuel cells are level with the
ground. Failure to do so will cause fuel to spill from the
tank before reaching full capacity (Figure 30).
Figure 30. Only Fill on Level Ground
WARNING
Diesel fuel and its vapors are dangerous
to your health and the surrounding
environment. Avoid skin contact and/or
inhaling fumes.
CAUTION
ALWAYS place trailer on firm level ground before
refueling to prevent spilling and maximize the amount
of fuel that can be pumped into the tank.
NOTICE
ONLY use #2 diesel fuel when refueling.
2. Open cabinet doors on the “right side” of the generator
(from generator control panel position). Remove fuel
cap and fill tank (Figure 31).
Figure 31. Fueling the Generator
3. NEVER overfill fuel tank — It is important to read the
fuel gauge when filling trailer fuel tank. DO NOT wait
for fuel to rise in filler neck (Figure 32).
Figure 32. Full Fuel Tank
Figure 33. Fuel Expansion
CAUTION
DO NOT OVERFILL fuel system. Leave room for fuel
expansion. Fuel expands when heated (Figure 33).

PAGE 30 — DCA25USI 60 HZ GENERATOR • OPERATION AND PARTS MANUAL — REV. #3 (07/19/11)
COOLANT (ANTIFREEZE/SUMMER COOLANT/
WATER)
ISUZU recommends ISUZU antifreeze/summer coolant for
use in their engines, which can be purchased in concentrate
(and mixed with 50% demineralized water) or pre-diluted. See
the ISUZU Engine Owner’s Manual for further details.
Day-to-day addition of coolant is done from the recovery
tank. When adding coolant to the radiator, DO NOT remove
the radiator cap until the unit has completely cooled. See
Table 12 for engine, radiator, and recovery tank coolant
capacities. Make sure the coolant level in the recovery tank
is always between the “H” and the “L” markings.
Operation in Freezing Weather
When operating in freezing weather, be certain the proper
amount of antifreeze (Table 13) has been added.
WARNING
If adding coolant/antifreeze mix to the
radiator, DO NOT remove the radiator cap
until the unit has completely cooled. The
possibility of hot! coolant exists which can
cause severe burns.
Table 12. Coolant Capacity
Engine and Radiator 1.70 gal (6.4 liters)
Reserve Tank 2 quarts (1.9 liters)
Table 13. Anti-Freeze Operating Temperatures
Vol %
Anti-
Freeze
Freezing Point Boiling Point
°C °F °C °F
50 -37 -34 108 226
NOTICE
When the antifreeze is mixed with water, the antifreeze
mixing ratio must be less than 50%.
CLEANING THE RADIATOR
The engine may overheat if the radiator fins become
overloaded with dust or debris. Periodically clean the
radiator fins with compressed air. Cleaning inside the
machine is dangerous, so clean only with the engine turned
off and the negative battery terminal disconnected.
AIR CLEANER
Periodic cleaning/replacement is necessary. Inspect it in
accordance with the ISUZU Engine Owner’s Manual.
FAN BELT TENSION
A slack fan belt may contribute to overheating, or to
insufficient charging of the battery. Inspect the fan belt for
damage and wear and adjust it in accordance with the
ISUZU Engine Owner’s Manual.
The fan belt tension is proper if the fan belt bends 10 to 15
mm (Figure 34) when depressed with the thumb as shown
below.
Figure 34. Fan Belt Tension
CAUTION
NEVER place hands near the belts or fan
while the generator set is running.
INSPECTION/SETUP

DCA25USI 60 HZ GENERATOR • OPERATION AND PARTS MANUAL — REV. #3 (07/19/11) — PAGE 31
BATTERY
This unit is of negative ground DO NOT connect in reverse.
Always maintain battery fluid level between the specified
marks. Battery life will be shortened, if the fluid level are
not properly maintained. Add only distilled water when
replenishment is necessary.
DO NOT over fill. Check to see whether the battery
cables are loose. Poor contact may result in poor starting
or malfunctions. Always keep the terminals firmly
tightened. Coating the terminals with an approved battery
terminal treatment compound. Replace battery with only
recommended type battery.
The battery is sufficiently charged if the specific gravity
of the battery fluid is 1.28 (at 68° F). If the specific gravity
should fall to 1.245 or lower, it indicates that the battery is
dead and needs to be recharged or replaced.
Before charging the battery with an external electric source,
be sure to disconnect the battery cables.
Battery Cable Installation
ALWAYS be sure the battery cables (Figure 35) are
properly connected to the battery terminals as shown below.
The red cable is connected to the positive terminal of the
battery, and the black cable is connected to the negative
terminal of the battery.
Figure 35. Battery Connections
CAUTION
ALWAYS disconnect the negative terminal FIRST and
reconnect negative terminal LAST.
When connecting battery do the following:
1. NEVER connect the battery cables to the battery
terminals when the ignition switch is in the START
position. ALWAYS make sure that the ignition switch
is in the OFF position when connecting the battery.
2. Place a small amount of battery terminal treatment
compound around both battery terminals. This will
ensure a good connection and will help prevent
corrosion around the battery terminals.
ALTERNATOR
The polarity of the alternator is negative grounding type.
When an inverted circuit connection takes place, the
circuit will be in short circuit instantaneously resulting the
alternator failure.
DO NOT put water directly on the alternator. Entry of water
into the alternator can cause corrosion and damage the
alternator.
WIRING
Inspect the entire generator for bad or worn electrical wiring
or connections. If any wiring or connections are exposed
(insulation missing) replace wiring immediately.
PIPING AND HOSE CONNECTION
Inspect all piping, oil hose, and fuel hose connections for
wear and tightness. Tighten all hose clamps and check
hoses for leaks.
If any hose (fuel or oil) lines are defective replace them
immediately.
NOTICE
If the battery cable is connected incorrectly, electrical
damage to the generator will occur. Pay close attention to
the polarity of the battery when connecting the battery.
CAUTION
Inadequate battery connections may cause poor
starting of the generator, and create other malfunctions.
INSPECTION/SETUP

PAGE 32 — DCA25USI 60 HZ GENERATOR • OPERATION AND PARTS MANUAL — REV. #3 (07/19/11)
GENERATOR START-UP PROCEDURE
BEFORE STARTING
1. Place the main, G.F.C.I., and aux. circuit breakers (Figure
36) in the OFF position prior to starting the engine.
Figure 36. Main, Aux. and GFCI
Circuit Breakers (OFF)
2. Connect the load to the receptacles or the output
terminal lugs as shown in Figure 11. These load
connection points can be found on the output terminal
panel and the output terminal panel’s hard wire hookup
panel.
3. Tighten terminal nuts securely to prevent load wires
from slipping out.
4. Close all engine enclosure doors (Figure 37).
Figure 37. Engine Enclosure Doors
CAUTION
The engine’s exhaust contains harmful emissions.
ALWAYS have adequate ventilation when operating.
Direct exhaust away from nearby personnel.
WARNING
NEVER manually start the engine with the main, GFCI
or auxiliary circuit breakers in the ON (closed) position.
INCORRECT
CORRECT
STARTING
1. Place the voltage selector switch in the desired
voltage position (Figure 38)..
Figure 38. Voltage Selector Switch
2. Preheat the engine glow plugs by turning the ignition
key (Figure 39) to the “OPERATION” position..
Figure 39. Ignition Switch
3. When the preheat lamp goes OFF (Figure 40), turn
the ignition key to the “start” position. Once the engine
starts, release the ignition key and allow it to return to
the “operation” position (Figure 39).
Figure 40. Pre-Heat Lamp
4. Once the engine starts, let the engine run for 1-2
minutes. Listen for any abnormal noises. If any
abnormalities exist, shut down the engine and correct
the problem.
5. The generator’s frequency meter (Figure 41) should be
displaying the 50 cycle output frequency in HERTZ.
Figure 41. Frequency Meter

DCA25USI 60 HZ GENERATOR • OPERATION AND PARTS MANUAL — REV. #3 (07/19/11) — PAGE 33
GENERATOR START-UP PROCEDURE
6. The generator’s AC-voltmeter (Figure 42) will display
the generator’s output in VOLTS..
Figure 42. Frequency Meter
7. If the voltage is not within the specified tolerance use
the voltage adjustment control knob (Figure 43) to
increase or decrease the desired voltage.
Figure 43. Voltage Adjust Control Knob
8. The ammeter (Figure 44) will indicate zero amps with
no load applied. When a load is applied, the ammeter
will indicate the amount of current that the load is
drawing from the generator.
Figure 44. Ammeter (No Load)
9. The engine oil pressure gauge (Figure 45) will indicate
the oil pressure of the engine. Under normal operating
conditions the oil pressure is approximately 42 to 71
psi. (290~490 kPa).
Figure 45. Oil Pressure Gauge
10. The coolant temperature gauge (Figure 46) will
indicate the coolant temperature. Under normal
operating conditions the coolant temperature should
be between 167°~203°F (75°~95°C) (Green Zone).
Figure 46. Coolant Temperature Gauge
11. The tachometer gauge (Figure 47) will indicate the
speed of the engine when the generator is operating.
Under normal operating conditions this speed is
approximately 1800 RPM’s.
Figure 47. Engine Tachometer Gauge
12. Place the main, GFCI, and aux. circuit breakers in the
ON position (Figure 48).
Figure 48. Main, Aux. and GFCI
Circuit Breakers (ON)
13. Observe the generator’s ammeter (Figure 49) and
verify it reads the anticipated amount of current with
respect to the load. The ammeter will only display a
current reading if a load is in use.
Figure 49. Ammeter (Load)
14. The generator will run until manually stopped or an
abnormal condition occurs.

PAGE 34 — DCA25USI 60 HZ GENERATOR • OPERATION AND PARTS MANUAL — REV. #3 (07/19/11)
GENERATOR SHUT-DOWN PROCEDURES
EMERGENCY SHUTDOWN PROCEDURE
1. Place the main, G.F.C.I., and aux. circuit breakers (Figure
52) in the OFF position.
2. Turn the ignition key (Figure 52) to the STOP position.
Figure 52. Ingition Switch (Emergency)
NORMAL SHUTDOWN PROCEDURE
To shutdown the generator, use the following procedure:
1. Place both the MAIN, GFCI and LOAD circuit breakers
as shown in Figure 50 to the OFF position..
Figure 50. Main, GFCI and Load
Circuit Breakers Off
2. Let the engine cool by running it at low speed for 3-5
minutes with no load applied.
3. Place the ignition switch (Figure 51) in the “STOP”
position, remove the key and store in a safe place.
Figure 51. Ingition (Switch Normal)
4. Verify that all status LEDs on the MPEC display are
OFF (not lit).
5. Remove all loads from the generator.
6. Inspect entire generator for any damage or loosening of
components that may have occurred during operation.
WARNING
NEVER stop the engine suddenly except in an
emergency.

DCA25USI 60 HZ GENERATOR • OPERATION AND PARTS MANUAL — REV. #3 (07/19/11) — PAGE 35
*1 Replace engine oil and filter at 100 hours, first time only.
*2 Add “Supplemental Coolant Additives (SCA’S)” to recharge the engine coolant.
*3 Replace primary air filter element when restriction indicator shows a vacuum of 625 mm (25 in. H20).
*4 If blowby hose needs to be replaced, ensure that the slope of the blowby hose is at least a 1/2 inch per foot,
with no sags or dips that could collect moisture and/or oil.
Table 14. Inspection/Maintenance 10 Hrs
DAILY 250 Hrs 500 Hrs 1000
Hrs
Engine
Check Engine Fluid Levels X
Check Air Cleaner X
Check Battery Acid Level X
Check Fan Belt Condition X
Check for Leaks X
Check for Loosening of Parts X
Replace Engine Oil and Filter * 1X
Clean Air Filter X
Check Fuel Filter/Water Separator Bowl X
Clean Unit, Inside and Outside X
Change Fuel Filter X
Clean Radiator and Check Coolant Protection Level*2X
Replace Air Filter Element * 3X
Check all Hoses and Clamps * 4X
Clean Inside of Fuel Tank X
Generator Measure Insulation Resistance Over 3M ohms X
Check Rotor Rear Support Bearing X
MAINTENANCE
GENERAL INSPECTION
Prior to each use, the generator should be cleaned and
inspected for deficiencies. Check for loose, missing or
damaged nuts, bolts or other fasteners. Also check for
fuel, oil, and coolant leaks. Use Table 14 as a general
maintenance guideline Engine Side (Refer to the Engine
Instruction Manual)
AIR CLEANER
Every 250 hours: Remove air cleaner element (Figure 53)
and clean the heavy duty paper element with light spray of
compressed air. Replace the air cleaner as needed.
Air Cleaner with Dust Indicator
This indicator (Figure 53) is attached to the air cleaner.
When the air cleaner element is clogged, air intake
restriction becomes greater and the dust indicator signal
shows RED meaning the element needs changing or
service. After changing the air element, press the dust
indicator button to reset the indicator.
Figure 53. Air Cleaner/Indicator
NOTICE
The air filter should not be changed until the indicator
reads “RED”. Dispose of old air filter. It may not be
cleaned or reused.

PAGE 36 — DCA25USI 60 HZ GENERATOR • OPERATION AND PARTS MANUAL — REV. #3 (07/19/11)
MAINTENANCE
If the engine is operating in very dusty or dry grass
conditions, a clogged air cleaner will result. This can lead to
a loss of power, excessive carbon buildup in the combustion
chamber and high fuel consumption. Change air cleaner
more frequently if these conditions exists.
FUEL ADDITION
Add diesel fuel (the grade may vary according to season
and locations).
Removing Water from the Fuel Tank
After prolonged use, water and other impurities accumulate
in the bottom of the tank. Occasionally inspect the fuel
tank for water contamination and drain the contents if
required.
During cold weather, the more empty volume inside the
tank, the easier it is for water to condense. This can be
reduced by keeping the tank full with diesel fuel.
Cleaning Inside the Fuel Tank
If necessary, drain the fuel inside the fuel tank completely.
Using a spray washer (Figure 54) wash out any deposits
or debris that have accumulated inside the fuel tank.
Figure 54. Fuel Tank Cleaning
FUEL TANK INSPECTION
In addition to cleaning the fuel tank, the following
components should be inspected for wear:
Rubber Suspension — look for signs of wear or
deformity due to contact with oil. Replace the rubber
suspension if necessary.
Fuel Hoses — inspect nylon and rubber hoses for signs
of wear, deterioration and hardening.
Fuel Tank Lining — inspect the fuel tank lining for signs
of excessive amounts of oil or other foreign matter.
Replacing Fuel Filter
Replace the fuel filter cartridge with new one every 500
hours or so.
Loosen the drain plug at the lower top of the fuel filter.
Drain the fuel in the fuel body together with the mixed
water. DO NOT spill the fuel during disassembly.
Vent any air
AIR REMOVAL
If air enters the fuel injection system of a diesel engine,
starting becomes impossible. After running out of fuel,
or after disassembling the fuel system, bleed the system
according to the following procedure. See the ISUZU
Engine Manual for details.
To restart after running out of fuel, turn the switch to the
“ON” position for 15-30 seconds. Try again, if needed.

DCA25USI 60 HZ GENERATOR • OPERATION AND PARTS MANUAL — REV. #3 (07/19/11) — PAGE 37
CHECK OIL LEVEL
Check the crankcase oil level prior to each use, or when the
fuel tank is filled. Insufficient oil may cause severe damage
to the engine. Make sure the generator is level. The oil
level must be between the two notches on the dipstick as
shown in Figure 28.
Replacing Oil Filter
Remove the old oil filter.
Apply a film of oil to the gasket on the new oil filter.
Install the new oil filter.
After the oil cartridge has been replaced, the engine oil
will drop slightly. Run the engine for a while and check for
leaks before adding more oil if needed. Clean excessive
oil from engine.
FLUSHING OUT RADIATOR AND REPLACING
COOLANT
Open both cocks located at the crankcase side and at
the lower part of the radiator and drain coolant. Open
the radiator cap while draining. Remove the overflow
tank and drain.
Check hoses for softening and kinks. Check clamps for
signs of leakage.
Tighten both cocks and replace the overflow tank.
Replace with coolant as recommended by the engine
manufacturer.
Close radiator cap tightly.
Flush the radiator by running clean tap water through
radiator until signs of rust and dirt are removed. DO
NOT clean radiator core with any objects, such as a
screwdriver.
WARNING
Allow engine to cool when flushing out
radiator. Flushing the radiator while hot
could cause serious burns from water or
steam.
RADIATOR CLEANING
The radiator (Figure 55) should be sprayed (cleaned) with
a high pressure washer when excessive amounts of dirt
and debris have accumulated on the cooling fins or tube.
When using a high pressure washer, stand at least 5 feet
(1.5 meters) away from the radiator to prevent damage to
the fins and tube.
Figure 55. Radiator Cleaning
GENERATOR STORAGE
For long term storage of the generator the following is
recommended:
Drain the fuel tank completely. Treat with a fuel stabilizer
if necessary.
Completely drain the oil from the crankcase and refill if
necessary with fresh oil.
Clean the entire generator, internal and external.
Cover the generating set and store in a clean, dry place.
Disconnect the battery.
Make sure engine coolant is at proper level.
If generator is mounted on a trailer, jack trailer up and
place on blocks so tires do not touch the ground or block
and completely remove the tires.
MAINTENANCE

PAGE 38 — DCA25USI 60 HZ GENERATOR • OPERATION AND PARTS MANUAL — REV. #3 (07/19/11)
TRAILER MAINTENANCE
TRAILER MAINTENANCE
This section is intended to provide the user with generic
trailer service and maintenance information. The service
and maintenance guidelines referenced in this section refer
to a wide range of trailers.
Remember periodic inspection of the trailer will ensure safe
towing of the generator and will prevent personal injury and
damage to the equipment.
The definitions below describe some of the major
components of a typical trailer that would be used with
generator.
1. Fuel Cell — Provides an adequate amount of fuel for
the equipment in use. Fuel cells must be empty when
transporting equipment.
2. Braking System — System employed in stopping
the trailer. Typical braking systems are electric, surge,
hydraulic, hydraulic-surge and air.
3. GVWR — Gross Vehicle Weight Rating (GVWR) is
the maximum number of pounds the trailer can carry,
including the fuel cell (empty).
4. Frame Length — Measurement is from the ball hitch
to the rear bumper (reflector).
5. Frame Width — Measurement is from fender to
fender
6. Jack Stand — Trailer support device with maximum
pound requirement from the tongue of the trailer.
7. Coupler — Type of hitch used on the trailer for
towing.
8. Tire Size — Indicates the diameter of the tire in
inches (10,12,14, etc.), and the width in millimeters
(175,185,205, etc.). The tire diameter must match the
diameter of the tire rim.
9. Tire Ply — The tire ply (layers) number is rated in
letters; 2-ply,4-ply,6-ply, etc.
10. Wheel Hub — The wheel hub is connected to the
trailer’s axle.
11. Tire Rim — Tires mounted on a tire rim. The tire rim
must match the size of the tire.
12. Lug Nuts — Used to secure the wheel to the wheel
hub. Always use a torque wrench to tighten down
the lug nuts. See Table 18 and Figure 58 for lug nut
tightening and sequence.
13. Axle — Indicates the maximum weight the axle can
support in pounds, and the diameter of the axle
expressed in inches. Please note that some trailers
have a double axle. This will be shown as 2-6000 lbs.,
meaning two axles with a total weight capacity of 6000
pounds.
14. Suspension — Protects the trailer chassis from shocks
transmitted through the wheels. Types of suspension
used are leaf, Q-flex, and air ride.
15. Electrical — Electrical connectors (looms) are provided
with the trailer so the brake lights and turn signals can
be connected to the towing vehicle.
16. Application — Indicates which units can be employed
on a particular trailer.

DCA25USI 60 HZ GENERATOR • OPERATION AND PARTS MANUAL — REV. #3 (07/19/11) — PAGE 39
TRAILER MAINTENANCE
BRAKES
Trailer brakes should be inspected the first 200 miles of
operation. This will allow the brake shoes and drums to seat
properly. After the first 200 mile interval, inspect the brakes
every 3,000 miles. If driving over rough terrain, inspect the
brakes more frequently.
Figure 56 displays the major hydraulic surge brake
components that will require inspection and maintenance.
Please inspect these components as required using steps
1 through 8 and Table 15 as listed below:
Brake Adjustment
1. Place the trailer on jack stands. Make sure the jack
stands are placed on secure level ground.
2. Check the wheel and drum for free rotation.
3. Remove the adjusting hole cover from the adjusting
slot at the bottom brake backing plate.
4. With a screwdriver or standard adjusting tool, rotate
the star wheel of the adjuster assembly to expand the
brake shoes.
5. Adjust the brake shoes outward until the pressure of
the lining against the wheel drum makes the wheel
difficult to turn.
6. Adjust, rotate the star wheel in the opposite direction
until the wheel rotates freely with slight lining drag.
7. Replace the adjusting hole cover and lower the trailer
to the ground.
8. Repeat steps 1 through 7 on the remaining brakes.
Hydraulic Surge Brakes
Hydraulic surge brakes (Figure 56) should not require any
special attention with the exception of routine maintenance
such as shoe and lining replacement. Brake lines should
be periodically checked for cracks, kinks, or blockage.
Figure 56. Hydraulic Brake Components
Actuator
Hydraulic surge braking requires the installation of an
actuator at the tongue of the trailer. Remember the surge
or push of the trailer toward the tow vehicle automatically
synchronizes the trailer brakes with the tow vehicle brakes.
As the trailer pushes against the tow vehicle the actuator
telescopes together and applies force to the master
cylinder, supplying hydraulic pressure to the trailer brakes.
Periodically check and test the surge “actuator” to make sure
that it is functioning correctly. Never use an undersize actuator.
Table 15. Hydraulic Brake Troubleshooting
Symptom Possible Cause Solution
No Brakes Brake line broken or kinked? Repair or replace.
Weak Brakes or Brakes Pull to
One Side
Brake lining glazed? Reburnish or replace.
Trailer overloaded? Correct weight.
Brake drums scored or grooved? Machine or replace.
Tire pressure correct? Inflate all tires equally.
Tires unmatched on the same axle? Match tires.
Locking Brakes
Brake components loose, bent or
broken? Replace components.
Brake drums out-of-round? Replace.
Noisy Brakes
System lubricated? Lubricate.
Brake components correct? Replace and correct.
Dragging Brakes
Brake lining thickness incorrect or
not adjusted correctly?
Install new shoes and
linings.
Enough brake fluid or correct fluid? Replace rubber parts
fill with dot 4 fluid.

PAGE 40 — DCA25USI 60 HZ GENERATOR • OPERATION AND PARTS MANUAL — REV. #3 (07/19/11)
TRAILER MAINTENANCE
TIRES/WHEELS/LUG NUTS
Tires and wheels are a very important and critical
components of the trailer. When specifying or replacing the
trailer wheels it is important the wheels, tires, and axle are
properly matched.
Tire Wear/Inflation
Tire inflation pressure is the most important factor in tire
life. Pressure should be checked cold before operation DO
NOT bleed air from tires when they are hot!. Check inflation
pressure weekly during use to insure the maximum tire life
and tread wear.
Table 16 (Tire Wear Troubleshooting) will help pinpoint the
causes and solutions of tire wear problems.
CAUTION
ALWAYS wear safety glasses when
removing or installing force fitted parts.
Failure to comply may result in serious
injury.
CAUTION
DO NOT attempt to repair or modify a
wheel. DO NOT install in inner tube to
correct a leak through the rim. If the rim
is cracked, the air pressure in the inner
tube may cause pieces of the rim to explode (break off)
with great force and cause serious eye or bodily injury.
Table 16. Tire Wear Troubleshooting
Wear Pattern Cause Solution
Center Wear Over inflation. Adjust pressure to particular
load per tire manufacturer.
Edge Wear Under inflation. Adjust pressure to particular
load per tire manufacturer.
Side Wear Loss of camber
or overloading.
Make sure load does not
exceed axle rating.
Align wheels.
Toe Wear Incorrect toe-in. Align wheels.
Cupping Out-of-balance. Check bearing adjustment
and balance tires.
Flat Spots Wheel lockup and
tire skidding.
Avoid sudden stops when
possible and adjust brakes.
Suspension
The leaf suspension springs and associated components
(Figure 57) should be visually inspected every 6,000 miles
for signs of excessive wear, elongation of bolt holes, and
loosening of fasteners. Replace all damaged parts
(suspension) immediately. Torqued suspension components
as detailed in Table 17.
Figure 57. Major Suspension Components
Table 17. Suspension Torque Requirements
Item Torque (Ft.-Lbs.)
3/8" U-Bolt Min-30 Max-35
7/16" U-Bolt Min-45 Max-60
1/2" U-Bolt Min-45 Max-60
Shackle Bolt
Spring Eye Bolt
Snug fit only. Parts must rotate freely.
Locking nuts or cotter pins are
provided to retain nut-bolt assembly.
Shoulder Type
Shackle Bolt
Min-30 Max-50

DCA25USI 60 HZ GENERATOR • OPERATION AND PARTS MANUAL — REV. #3 (07/19/11) — PAGE 41
TRAILER MAINTENANCE
Lug Nut Torque Requirements
It is extremely important to apply and maintain proper wheel
mounting torque on the trailer. Be sure to use only the
fasteners matched to the cone angle of the wheel. Proper
procedure for attachment of the wheels is as follows:
1. Start all wheel lug nuts by hand.
2. Torque all lug nuts in sequence (see Figure 58). DO
NOT torque the wheel lug nuts all the way down.
Tighten each lug nut in 3 separate passes as defined
by Table 18.
3. After first road use, retorque all lug nuts in sequence.
Check all wheel lug nuts periodically.
Table 18. Tire Torque Requirements
Wheel Size First Pass
FT-LBS
Second Pass
FT-LBS
Third Pass
FT-LBS
12" 20-25 35-40 50-65
13" 20-25 35-40 50-65
14" 20-25 50-60 90-120
15" 20-25 50-60 90-120
16" 20-25 50-60 90-120
Figure 58. Wheel Lug Nuts
Tightening Sequence
NOTICE
NEVER use an pneumatic air gun to tighten wheel
lug nuts.

PAGE 42 — DCA25USI 60 HZ GENERATOR • OPERATION AND PARTS MANUAL — REV. #3 (07/19/11)
TRAILER WIRING DIAGRAM
Figure 59. Trailer/Towing Vehicle Wiring Diagram

DCA25USI 60 HZ GENERATOR • OPERATION AND PARTS MANUAL — REV. #3 (07/19/11) — PAGE 43
GENERATOR WIRING DIAGRAM
Figure 60. Generator Wiring Diagram

PAGE 44 — DCA25USI 60 HZ GENERATOR • OPERATION AND PARTS MANUAL — REV. #3 (07/19/11)
ENGINE WIRING DIAGRAM
Figure 61. Engine Wiring Diagram

DCA25USI 60 HZ GENERATOR • OPERATION AND PARTS MANUAL — REV. #3 (07/19/11) — PAGE 45
ENGINE WIRING DIAGRAM

PAGE 46 — DCA25USI 60 HZ GENERATOR • OPERATION AND PARTS MANUAL — REV. #3 (07/19/11)
TROUBLESHOOTING (GENERATOR)
Practically all breakdowns can be prevented by proper handling and maintenance inspections, but in the event of a
breakdown, use Table 19 shown below for diagnosis of the Generator. If the problem cannot be remedied, consult our
company’s business office or service plant.
Table 19. Generator Troubleshooting
Symptom Possible Problem Solution
No Voltage Output
AC Voltmeter defective? Check output voltage using a voltmeter.
Is wiring connection loose? Check wiring and repair.
Is AVR defective? Replace if necessary.
Defective Rotating Rectifier? Check and replace.
Defective Exciter Field? Check for approximately 17.3 ohms across J & K on CN1
Low Voltage Output
Is engine speed correct? Turn engine throttle lever to “High”.
Is wiring connections loose? Check wiring and repair.
Defective AVR? Replace if necessary.
High Voltage Output Is wiring connections loose? Check wiring and repair.
Defective AVR? Replace if necessary.
Circuit Breaker Tripped
Short Circuit in load? Check load and repair.
Over current? Confirm load requirements and reduce.
Defective circuit breaker? Check and replace.
Over current Relay actuated? Confirm load requirement and replace.

DCA25USI 60 HZ GENERATOR • OPERATION AND PARTS MANUAL — REV. #3 (07/19/11) — PAGE 47
NOTES

PAGE 48 — DCA25USI 60 HZ GENERATOR • OPERATION AND PARTS MANUAL — REV. #3 (07/19/11)
EXPLANATION OF CODE IN REMARKS COLUMN
The following section explains the different symbols and
remarks used in the Parts section of this manual. Use the
help numbers found on the back page of the manual if there
are any questions.
SAMPLE PARTS LIST
NO. PART NO. PART NAME QTY. REMARKS
1 12345 BOLT ......................1 .....INCLUDES ITEMS W/%
2% WASHER, 1/4 IN. ...........NOT SOLD SEPARATELY
2% 12347 WASHER, 3/8 IN. ...1 .....MQ-45T ONLY
3 12348 HOSE ..................A/R ...MAKE LOCALLY
4 12349 BEARING ..............1 .....S/N 2345B AND ABOVE
NO. Column
Unique Symbols — All items with same unique
symbol
(@, #, +, %, or >) in the number column belong to the
same assembly or kit, which is indicated by a note in the
“Remarks” column.
Duplicate Item Numbers — Duplicate numbers indicate
multiple part numbers, which are in effect for the same
general item, such as different size saw blade guards in
use or a part that has been updated on newer versions
of the same machine.
PART NO. Column
Numbers Used — Part numbers can be indicated by a
number, a blank entry, or TBD.
TBD (To Be Determined) is generally used to show a
part that has not been assigned a formal part number
at the time of publication.
A blank entry generally indicates that the item is not sold
separately or is not sold by Multiquip. Other entries will
be clarified in the “Remarks” Column.
NOTICE
The contents and part numbers listed in the parts
section are subject to change without notice. Multiquip
does not guarantee the availability of the parts listed.
NOTICE
When ordering a part that has more than one item
number listed, check the remarks column for help in
determining the proper part to order.
QTY. Column
Numbers Used
— Item quantity can be indicated by a
number, a blank entry, or A/R.
A/R (As Required) is generally used for hoses or other
parts that are sold in bulk and cut to length.
A blank entry generally indicates that the item is not sold
separately. Other entries will be clarified in the “Remarks”
Column.
REMARKS Column
Some of the most common notes found in the “Remarks”
Column are listed below. Other additional notes needed
to describe the item can also be shown.
Assembly/Kit — All items on the parts list with the
same unique symbol will be included when this item is
purchased.
Indicated by:
“INCLUDES ITEMS W/(unique symbol)”
Serial Number Break
— Used to list an effective serial
number range where a particular part is used.
Indicated by:
“S/N XXXXX AND BELOW”
“S/N XXXX AND ABOVE”
“S/N XXXX TO S/N XXX”
Specific Model Number Use
— Indicates that the part
is used only with the specific model number or model
number variant listed. It can also be used to show a
part is NOT used on a specific model or model number
variant.
Indicated by:
“XXXXX ONLY”
“NOT USED ON XXXX”
“Make/Obtain Locally” — Indicates that the part can
be purchased at any hardware shop or made out of
available items. Examples include battery cables, shims,
and certain washers and nuts.
“Not Sold Separately”
— Indicates that an item cannot
be purchased as a separate item and is either part of an
assembly/kit that can be purchased, or is not available
for sale through Multiquip.

DCA25USI 60 HZ GENERATOR • OPERATION AND PARTS MANUAL — REV. #3 (07/19/11) — PAGE 49
SUGGESTED SPARE PARTS
DCA25USI WHISPERWATT GENERATOR WITH
ISUZU AA-4LE2 DIESEL ENGINE
1 to 3 units
QTY. P/N DESCRIPTION
5............8944567411 .......... FILTER, OIL, CARTRIDGE
5............8943672922 .......... FILTER, FUEL,
5............8943692993 .......... FILTER, FUEL, CARTRIDGE
5............8944370220 .......... FILTER, FUEL, FUEL PUMP
3............0602046611 .......... ELEMENT, AIR FILTER
1............8972309390 .......... BELT, FAN
1............M1312500203 ....... RADIATOR HOSE, UPPER
1............M1312500303 ....... RADIATOR HOSE, LOWER
1............0601808803 .......... CIRCUIT BREAKER, 1P, 20 AMP
1............0601808804 .......... CIRCUIT BREAKER, 2P, 50 AMP
3............0601802160 .......... FUSE, 5 AMP
1............0601820671 .......... AUTOMATIC VOLTAGE REGULATOR
1............602122272 ............ UNIT, OIL PRESSURE
1............0602123266 .......... UNIT, WATER TEMPERATURE, S/N 810000 ~ 8100835
1............0602123275 .......... UNIT, WATER TEMPERATURE S/N 8100836 AND ABOVE
1............8970785920 .......... SENDER, WATER TEMP SWITCH (ENGINE SIDE)
1............1824100990 .......... SENDER, OIL PRESSURE SWITCH (ENGINE SIDE)
NOTICE
Part number on this Suggested Spare Parts list may
supersede/replace the P/N shown in the text pages of
this book.

PAGE 50 — DCA25USI 60 HZ GENERATOR • OPERATION AND PARTS MANUAL — REV. #3 (07/19/11)
GENERATOR ASSY.

DCA25USI 60 HZ GENERATOR • OPERATION AND PARTS MANUAL — REV. #3 (07/19/11) — PAGE 51
GENERATOR ASSY.
NO. PART NO. PART NAME QTY. REMARKS
1 B1110200602 ROTOR ASSY 1
1-1 FIELD ASSY 1
1-2 7961025004 RECTIFIER 1
1-3 0601822630 SURGE ABSORBER 1
1-4 8001070003 FAN 1
1-5 8351611004 COUPLING DISK 2
1-6 8351612004 WASHER, COUPLING HUB 1
1-7 B1112300003 BALANCING PLATE .................................1 ....... PURCHASE ITEM 1- 10 AS A SET
1-8 0010310025 HEX HEAD BOLT 4
1-9 0042510000 WASHER, LOCK 4
1-10 0601000209 BALANCING WEIGHT KIT 1
1-11 0071906308 BEARING 1
2 0010308035 HEX HEAD BOLT 6
2A 0040008000 WASHER, LOCK 6
2B 0041208000 WASHER, FLAT 6
3 0070506803 BEARING 1
4 B1130201103 STATOR ASSY 1
4-1 0845041904 GROMMET 1
5 B1138000003 FIELD ASSY, EXCITER 1
6 0016008045 HEX SOCKET HD CAP SCREW 1
7 0042508000 WASHER, LOCK 3
8 8351315003 END BRACKET 1
9 0017108035 HEX HEAD BOLT 6
10 8351312004 PACKING 1
11 8351331004 COVER, SUCTION 1
12 0017106016 HEX HEAD BOLT 3
13 0010310030 HEX HEAD BOLT 6
13A 0040010000 WASHER, LOCK 6
13B 0041210000 WASHER, FLAT 6
14 B0155400204 COVER, FAN 1
15 0010106030 HEX HEAD BOLT 1
16 0041206000 WASHER, FLAT 1
17 0600815000 NUT 1
18 M9312600004 RUBBER SUSPENSION 2
19 0207010000 HEX NUT 2

PAGE 52 — DCA25USI 60 HZ GENERATOR • OPERATION AND PARTS MANUAL — REV. #3 (07/19/11)
CONTROL BOX ASSY.

DCA25USI 60 HZ GENERATOR • OPERATION AND PARTS MANUAL — REV. #3 (07/19/11) — PAGE 53
NO. PART NO. PART NAME QTY. REMARKS
1 M1215000612 CONTROL BOX 1
2 0601808820 CIRCUIT BREAKER, 3P 60AMP 1
3 0021005080 MACHINE SCREW 4
4 0601823240 RECTIFIER 2
5 0021004040 MACHINE SCREW 1
5 0027104030 MACHINE SCREW 1
5A 0040004000 WASHER, LOCK 1
5B 0041204000 WASHER, FLAT 1
6 0601842384 RESISTOR 1
7 0027104010 MACHINE SCREW 2
8 0601815759 TERMINAL BOARD 1
8A M9521000004 DECAL; TERMINAL SYMBOL 1
9 0027104020 MACHINE SCREW 4
10 0601823863 RELAY UNIT 2
11 0027104016 MACHINE SCREW 4
12 0601820671 AUTOMATIC VOLTAGE REGULATOR 1
13 0027105016 MACHINE SCREW 4
14 0601806115 CURRENT TRANSFORMER 3
15 0027106016 MACHINE SCREW 6
16 0601820845 OVER CURRENT RELAY ...........................1 ................S/N 8100001 ~ 8101586
16 0601820847 OVER CURRENT RELAY ...........................1 ................S/N 8100587 ~ AND ABOVE
17 0601820846 OVER CURRENT RELAY ...........................1 ................S/N 8100001 ~ 8101586
17 0601820848 OVER CURRENT RELAY ...........................1 ................S/N 8100587 ~ AND ABOVE
18 0027104016 MACHINE SCREW 2
18A 0207004000 HEX, NUT 2
19 M1213500203 CONTROL BOX COVER 1
20 0016906016 HEX, HEAD BOLT 4
21 M1201000004 SELECTOR SWITCH 1
22 M1215601204 SWITCH BRACKET 1
23 0027103010 MACHINE SCREW 4
24 0016906016 HEX, HEAD BOLT 4
25 0330000160 EDGING 1
26 M1215601104 SWITCH COVER 1
27 0016906016 HEX, HEAD BOLT 3
28 0016906016 HEX, HEAD BOLT 9
28A 0040506000 TOOTHED WASHER 1
29 M1225000323 CONTROL PANEL ......................................1 ................S/N 8100001 ~ 8101586
29 M1225000333 CONTROL PANEL ......................................1 ................S/N 8100587 ~ AND ABOVE
30 0601807641 FREQUENCY METER, 240V 1
CONTROL BOX ASSY.

PAGE 54 — DCA25USI 60 HZ GENERATOR • OPERATION AND PARTS MANUAL — REV. #3 (07/19/11)
CONTROL BOX ASSY.

DCA25USI 60 HZ GENERATOR • OPERATION AND PARTS MANUAL — REV. #3 (07/19/11) — PAGE 55
CONTROL BOX ASSY.
NO. PART NO. PART NAME QTY. REMARKS
31 0601808985 AC AMMETER, 0~50A/100A:5A 1
32 0601801040 CHANGE-OVER SWITCH, AMMETER 1
33 0601806859 AC VOLTMETER, 0~600V
34 0601801041 CHANGE-OVER SWITCH, AMMETER 1
35 0601801041 RHEOSTAT (VR) 2W 1K OHM 1
36 0601840121 KNOB 1
37 8970444180 STARTER SWITCH .....................................1 ................REPLACES P/N 0602100009
38 0602103092 PREHEAT LAMP 1
38A 0601810245 BULB 1
39 0602120095 TACHOMETER 1
40 0602122093 OIL PRESSURE GAUGE 1
41 0602123090 WATER TEMPERATURE GAUGE 1
42 0602121080 CHARGING AMMETER 1
43 0602125090 FUEL GAUGE 1
44 0602103092 ALARM LAMP 3
44A 0601810245 BULB 3
45 9826800370 PANEL LIGHT .............................................1 ................REPLACES P/N 0601810141
46 0601831330 SWITCH, PANEL LIGHT 1
47 M1225100004 STOPPER 1
48 0027105010 MACHINE SCREW 2
49 0027105010 MACHINE SCREW 4
50 M9220100004 SET SCREW 2
51 0080200007 SNAP RING 2
52 8973259120 ENGINE CONTROLLER .............................1 ................REPLACES P/N 0602202523
53 0016906016 HEX, HEAD BOLT 2
53A 0207006000 HEX, NUT 2
54 5825500290 RELAY .........................................................2 ................REPLACES P/N 0602201400
55 8942481610 GLOW RELAY .............................................1 ................REPLACES P/N 0602202502
56 0027105016 MACHINE SCREW 4
57 0602103092 ALARM LAMP .............................................1 ................S/N 8100231 AND ABOVE
57A 0601810245 BULB ...........................................................1 ................S/N 8100231 AND ABOVE
58 M1248700004 WIRE HARNESS, GENERATOR 1
59 0601802160 FUSE, 5A 2
60 M1359200602 WIRE HARNESS, ENGINE .........................1 ................S/N 8100001 ~ 8101465
60 M1359200612 WIRE HARNESS, ENGINE .........................1 ................S/N 8101466 AND ABOVE
60A 0601802160 FUSE, 5A 1
61 M3357200304 WIRE HARNESS, FUEL LEAK ...................1 ................S/N 8100231 AND ABOVE

PAGE 56 — DCA25USI 60 HZ GENERATOR • OPERATION AND PARTS MANUAL — REV. #3 (07/19/11)
ENGINE AND RADIATOR ASSY.

DCA25USI 60 HZ GENERATOR • OPERATION AND PARTS MANUAL — REV. #3 (07/19/11) — PAGE 57
ENGINE AND RADIATOR ASSY.
NO. PART NO. PART NAME QTY. REMARKS
1 B1925200254 ENGINE, ISUZU AA-4LE2 1
1A 897230-9390 FAN BELT ....................................................1 ................REPLACES P/N 0602011431
1B 8944567411 CARTRIDGE, OIL FILTER ..........................1 ................REPLACES P/N 0602041210
2 M1305200304 ENGINE FOOT 1
3 M1305200204 ENGINE FOOT 1
4 0010310025 HEX, HEAD BOLT 8
5 0040010000 WASHER, LOCK 8
6 0041210000 WASHER, FLAT 8
7 060500066 RUBBER SUSPENSION 2
8 0207010000 HEX, NUT 2
9 M1923200077 RADIATOR ..................................................1 ................S/N 8100001 ~ 8101082
9 M1923200074 RADIATOR ..................................................1 ................S/N 8101083 AND ABOVE
9A 0602011079 CAP, RADIATOR 1
10 M9312200104 MOUNT RUBBER 2
11 0016908040 HEX, HEAD BOLT 2
12 0207008000 HEX, NUT 2
13 M1312500203 RADIATOR HOSE 1
14 M1312500303 RADIATOR HOSE 1
15 0605515149 HOSE BAND 4
16 M1312300103 FAN COVER 1
17 0016906020 HEX, HEAD BOLT 4
18 0602046531 AIR CLEANER 1
18A 0602046611 ELEMENT, AIR CLEANER 1
19 0602040650 INDICATOR, AIR CLEANER 1
20 0602040552 BRACKET, AIR CLEANER 1
21 0016908030 HEX, HEAD BOLT 2
22 M1375100303 HOSE, AIR CLEANER 1
23 M1375100203 HOSE, AIR CLEANER 1
24 0605515147 HOSE BAND 3
25 0602022560 ADAPTER 1
26 M1320300304 PACKING 1
27 0602022561 90 DEG. ELBOW 1
28 0603306590 CONNECTOR 1
29 0603300285 ROCKNUT 1
30 0605511395 VALVE 1
31 0603306395 HOSE JOINT 1
32 0602021070 CAP 1
33 0269200380 DRAIN HOSE 1
33 0269200520 DRAIN HOSE 1

PAGE 58 — DCA25USI 60 HZ GENERATOR • OPERATION AND PARTS MANUAL — REV. #3 (07/19/11)
ENGINE AND RADIATOR ASSY. (CONTINUED)

DCA25USI 60 HZ GENERATOR • OPERATION AND PARTS MANUAL — REV. #3 (07/19/11) — PAGE 59
ENGINE AND RADIATOR ASSY. (CONTINUED)
NO. PART NO. PART NAME QTY. REMARKS
34 M9602000003 DRAIN JOINT 1
36 0150000018 O-RING 1
37 M1312600204 BRACKET ...................................................1 ................S/N 8100001 ~ 8101585
38 0016906020 HEX, HEAD BOLT 2
39 0016906020 HEX, HEAD BOLT .......................................2 ................S/N 8100001 ~ 8101585
40 0199901600 DRAIN HOSE 1
41 0199900800 DRAIN HOSE 1
42 0605515106 HOSE BAND 4
43 M9300000003 RESERVE TANK 1
44 M9300100003 CAP, RESERVE TANK 1
45 0199100215 HOSE 1
46 M1318100204 BRACKET, RESERVE TANK .......................1 ................S/N 8100001 ~ 8101586
47 M1318100103 BRACKET, RESERVE TANK 1
48 0016906025 HEX, HEAD BOLT 1
49 0016906020 HEX, HEAD BOLT .......................................2 ................S/N 8100001 ~ 8101586
50 0016908020 HEX, HEAD BOLT 2
51 0199100700 HOSE 1
52 0193600850 HOSE 1
53 0605515106 HOSE BAND 3
54 0602120481 TACHOMETER, PICK UP 1
55 0602122272 UNIT, OIL PRESSURE 1
56 M9200100004 ADAPTER 1
57 0602123266 UNIT, WATER TEMPERATURE ...................1 ................S/N 8100001 ~ 8101835
57 0602123275 UNIT, WATER TEMPERATURE ...................1 ................S/N 8101836~ AND ABOVE
58 M1353800004 CLAMPER ROD 1
59 0016908020 HEX, HEAD BOLT 2
60 0220300425 SEAL RUBBER 2
61 0601822794 MOTOR FAN 1
62 0016908025 HEX, HEAD BOLT 4
63 0207008000 HEX. NUT 2
64 M9200100904 PLUG ...........................................................1 ................S/N 8101083 ~ AND ABOVE
65 0150000016 O RING ........................................................1 ................S/N 8101083 ~ AND ABOVE
66 1824100990 SENDER, OIL PRESSURE SWITCH 1
67 8970785920 SENDER, WATER TEMPERATURE SW. 1

PAGE 60 — DCA25USI 60 HZ GENERATOR • OPERATION AND PARTS MANUAL — REV. #3 (07/19/11)
OUTPUT TERMINAL ASSY.
ADD THE FOLLOWING DIGITS AFTER THE PART
NUMBER WHEN ORDERING ANY PAINTED PANEL TO
INDICATE COLOR OF UNIT:
1-ORANGE 5-BLACK
2-WHITE 6-CATERPILLAR YELLOW
3-SPECTRUM GREY 7-CATO GOLD
4-SUNBELT GREEN 8-RED
THE SERIAL NUMBER MAY BE REQUIRED.

DCA25USI 60 HZ GENERATOR • OPERATION AND PARTS MANUAL — REV. #3 (07/19/11) — PAGE 61
OUTPUT TERMINAL ASSY.
NO. PART NO. PART NAME QTY. REMARKS
1 M1230700003 TERMINAL PANEL 1
2 M9220000004 OUTPUT TERMINAL BOLT 5
3 M9220000104 TIE SCREW 5
4 0039308000 HEX, NUT 10
5 0040008000 WASHER, LOCK 15
6 0041408000 WASHER, FLAT 20
7 0016906025 HEX, HEAD BOLT 4
8 M1238100603 TERMINAL COVER 1
9 M1238100704 OUTPUT WINDOW 1
10 0605010040 HINGE 2
11 0027103010 MACHINE SCREW 8
11A 0030003000 HEX, NUT 8
11B 0041203000 WASHER, FLAT 4
12 0027103010 MACHINE SCREW 4
12A 0030003000 HEX. NUT 4
13 0016906020 HEX, HEAD BOLT 2
14 0016906016 HEX, HEAD BOLT 4
15 M1236400004 CABLE OUTLET COVER 1
16 M1236300004 SUPPORTER, CABLE OUTLET COVER 1
17 0016906020 HEX, HEAD BOLT 6
18 0601808803 CIRCUIT BREAKER,20A 2
19 0601808804 CIRCUIT BREAKER,50A 2
20 M1260700204 BREAKER FITTING COVER 1
20A 0222100115 CUSHION RUBBER 1
21 0016906020 HEX, HEAD BOLT 2
22 0601812598 RECEPTACLE,GF125V 20AX2 2
23 0601812538 RECEPTACLE,CS6369 250V 50A 2
24 0027104018 MACHINE SCREW 8
24 0027104016 MACHINE SCREW 8
24A 0207004000 HEX, NUT 8
25 M1238100503 TERMINAL COVER 1
26 0010112045 HEX, HEAD BOLT 2
27 0041212000 WASHER, FLAT 2
28 M9310200004 STAY RUBBER 2
29 0030012000 HEX, NUT 2

PAGE 62 — DCA25USI 60 HZ GENERATOR • OPERATION AND PARTS MANUAL — REV. #3 (07/19/11)
BATTERY ASSY.

DCA25USI 60 HZ GENERATOR • OPERATION AND PARTS MANUAL — REV. #3 (07/19/11) — PAGE 63
BATTERY ASSY.
NO. PART NO. PART NAME QTY. REMARKS
1 0602220185 BATTERY 1
2 M9310500014 BATTERY SHEET 1
3 M9103000304 BATTERY BAND 1
4 0602220920 BATTERY BOLT SET 2
5 0040006000 WASHER, LOCK 2
6 M1348400204 BATTERY CABLE 1
7 M1348400314 BATTERY CABLE 1
8 0016910020 HEX, HEAD BOLT 1
9 0040510000 TOOTHED WASHER 1

PAGE 64 — DCA25USI 60 HZ GENERATOR • OPERATION AND PARTS MANUAL — REV. #3 (07/19/11)
MUFFLER ASSY.

DCA25USI 60 HZ GENERATOR • OPERATION AND PARTS MANUAL — REV. #3 (07/19/11) — PAGE 65
MUFFLER ASSY.
NO. PART NO. PART NAME QTY. REMARKS
1 M1332000002 MUFFLER 1 S/N 81000001 ~ 8101465
1A M133200012 MUFFLER 1 S/N 8100466 ~ AND ABOVE
2 0016908020 HEX, HEAD BOLT 7
3 M1335000103 EXHAUST PIPE 1 S/N 8100001 ~ 8101465
3A M1335000113 EXHAUST PIPE 1 S/N 8100466~ AND ABOVE
4 8970420280 GASKET 1 REPLACES P/N 0602320100
5 M0335200004 GASKET 1 S/N 8100001 ~ 8101465
5A 8970420280 GASKET 1 REPLACES P/N 0602320100
S/N 8100466 ~ AND ABOVE
6 0207008000 HEX, NUT 4
7 0016908030 HEX, HEAD BOLT 2 S/N 8100001 ~ 8101465
7A 0016908030 HEX, HEAD BOLT 4 8100466 ~ AND ABOVE

PAGE 66 — DCA25USI 60 HZ GENERATOR • OPERATION AND PARTS MANUAL — REV. #3 (07/19/11)
FUEL TANK ASSY.

DCA25USI 60 HZ GENERATOR • OPERATION AND PARTS MANUAL — REV. #3 (07/19/11) — PAGE 67
FUEL TANK ASSY.
NO. PART NO. PART NAME QTY. REMARKS
1 M1365000302 FUEL TANK 1
1-1 0605505070 FUEL TANK CAP 1
1-2 0605501071 FUEL SENDER UNIT 1
1-3 0605516090 GASKET 1
2 M1365200204 TANK BAND 4
3 M9310500104 SUPPORTER SHEET 4
4 0016908020 HEX, HEAD BOLT 4
5 0016908040 HEX, HEAD BOLT 2
5A 0207008000 HEX, NUT 6
6 0191201200 VENT HOSE 1
7 0605515108 HOSE BAND 2
7 0605515109 HOSE BAND 7
8 8972112730 FUEL FILTER ..............................................1 ................REPLACES P/N 0602042203
8 8943672922 FUEL FILTER ..............................................1 ................REPLACES P/N 0602042202
8A 8972134720 CARTRIDGE, FUEL FILTER .......................1 ................REPLACES P/N 0602042701
8A 8943692993 CARTRIDGE, FUEL FILTER .......................1 ................REPLACES P/N 0602042700
9 M1368700004 BRACKET, FUEL FILTER 1
10 0016908020 HEX, HEAD BOLT 4
11 8970398340 FUEL PUMP ................................................1 ................REPLACES P/N 0602023177
11A 8943370220 FUEL FILTER ..............................................1 ................REPLACES P/N 0602042425
12 0016906025 HEX, HEAD BOLT 2
13 0191200330 SUCTION HOSE 1
14 0191200200 SUCTION HOSE 1
15 0191201300 SUCTION HOSE 1
16 0191200800 RETURN HOSE 1
17 0605515198 HOSE BAND 8
18 0222100550 TANK SHEET 4

PAGE 68 — DCA25USI 60 HZ GENERATOR • OPERATION AND PARTS MANUAL — REV. #3 (07/19/11)
ENCLOSURE ASSY.

DCA25USI 60 HZ GENERATOR • OPERATION AND PARTS MANUAL — REV. #3 (07/19/11) — PAGE 69
ENCLOSURE ASSY.
NO. PART NO. PART NAME QTY. REMARKS
1 M1415000502 BASE ...........................................................1 ................S/N 8100001 ~ 8100230
1 M1414000402 BASE ...........................................................1 ................S/N 8100231 ~ AND ABOVE
1A M1495000104 ACOUSTIC SHEET 1
2 M1415100202 ENVIRONMENTAL TANK 1
3 0603306797 PLUG 1
4 0016910030 HEX, HEAD BOLT 6
5 M1425000402 FRONT FRAME ..........................................1 ................S/N 8100001 ~ 8100219
5 M1424000502 FRONT FRAME ..........................................1 ................S/N 8100220 ~ 8100465
5 M1424000512 FRONT FRAME ..........................................1 ................S/N 8100466 ~ AND ABOVE
5A M1495100403 ACOUSTIC SHEET 1
6 0601850151 GROMMET 1
7 M1425201102 FRONT DUCT .............................................1 ................S/N 8100001 ~ 8100230
7 M1424200702 FRONT DUCT .............................................1 ................S/N 8100231 ~ AND ABOVE
7A M1495100503 ACOUSTIC SHEET 1
8 0601851740 GROMMET 1
9 0601850239 GROMMET 1
10 M1312600104 HOSE COVER .............................................1 ................S/N 8100001 ~ 8100230
10A 0228800120 SEAL RUBBER ...........................................1 ................S/N 8100001 ~ 8100230
10A 0228800040 SEAL RUBBER ...........................................2 ................S/N 8100001 ~ 8100230
11 0016906016 HEX, HEAD BOLT .......................................2 ................S/N 8100001 ~ 8100230
12 0016908020 HEX, HEAD BOLT 9
13 0016906020 HEX, HEAD BOLT 4
14 0016908020 HEX, HEAD BOLT 6
15 M1425201204 DUCT COVER 2
16 0016906020 HEX, HEAD BOLT 10
17 M1425201304 HOSE COVER .............................................1 ................S/N 8100001 ~ 8100230
17 M1424200803 HOSE COVER .............................................1 ................S/N 8100231 ~ AND ABOVE
18 0016906020 HEX, HEAD BOLT 4
19 M1425200903 COVER, FROM FRAME 1
20 0016908020 HEX, HEAD BOLT .......................................5 ................S/N 8100001 ~ 8100231
20 0019208020 HEX, HEAD BOLT .......................................5 ................S/N 8100232 ~ AND ABOVE
21 M1435300503 CENTER FRAME 1
22 M1435300603 CENTER FRAME 1
23 0013612030 HEX, HEAD BOLT 4
23A 0040012000 WASHER, LOCK 4
24B 0041212000 WASHER, FLAT 4
24 0013612030 HEX, HEAD BOLT 4
24A 0040012000 WASHER, LOCK 4
24B 0041212000 WASHER, FLAT 4
25 M1445000802 REAR FRAME 1
25A M1495300304 ACOUSTIC SHEET 1
26 0016908020 HEX, HEAD BOLT 4

PAGE 70 — DCA25USI 60 HZ GENERATOR • OPERATION AND PARTS MANUAL — REV. #3 (07/19/11)
ENCLOSURE ASSY. (CONTINUED)

DCA25USI 60 HZ GENERATOR • OPERATION AND PARTS MANUAL — REV. #3 (07/19/11) — PAGE 71
ENCLOSURE ASSY. (CONTINUED)
NO. PART NO. PART NAME QTY. REMARKS
27 M1445300103 REAR COVER 1
27A M1495300504 ACOUSTIC SHEET 1
27B M1495300604 ACOUSTIC SHEET 1
28 M1445400103 DUCT 1
28A M1495300604 ACOUSTIC SHEET 2
29 0207006000 HEX, NUT 7
30 0016908020 HEX, HEAD BOLT .......................................6 ................S/N 8100001 ~ 8100231
30 0019208020 HEX, HEAD BOLT .......................................6 ................S/N 8100232 ~ AND ABOVE
31 M1445200303 REAR DOOR 1
32 M1445600204 WINDOW PLATE 1
33 0207306000 HEX, NUT 10
33A 0041206000 WASHER, FLAT 10
34 M9113000002 DOOR HANDLE ASSY. 1
35 0021806016 MACHINE SCREW 4
35A 0030006000 HEX, NUT 4
36 M9112100404 HINGE 2
37 M9112100604 HINGE 2
38 0016908020 HEX, HEAD BOLT 8
39 M1465000402 ROOF PANEL 1
39A M1495500213 ACOUSTIC SHEET 1
40 0016908020 HEX, HEAD BOLT ......................................23 ...............S/N 8100001 ~ 8100231
40 0019208020 HEX, HEAD BOLT ......................................23 ...............S/N 8100232 ~ AND ABOVE
41 M1465400104 COVER 1
42 0016908020 HEX, HEAD BOLT .......................................2 ................S/N 8100001 ~ 8100231
42 0019208020 HEX, HEAD BOLT .......................................2 ................S/N 8100232 ~ AND ABOVE
43 M1455200702 SPLASHER PANEL 1
43A M1495401004 ACOUSTIC SHEET 1
44 0016908020 HEX, HEAD BOLT 4
45 M1455100003 SIDE PANEL 1
45A M1495400904 ACOUSTIC SHEET 1
46 M1455000903 SIDE DOOR 1
46A M1495500904 ACOUSTIC SHEET 1
46B M1495501004 ACOUSTIC SHEET 1
47 M1455000803 SIDE DOOR 1
47A M1495501204 ACOUSTIC SHEET 1
47B M1495501304 ACOUSTIC SHEET 1
46C M1495401304 ACOUSTIC SHEET 1
48 M1455000703 SIDE DOOR 1
48A M1495501104 ACOUSTIC SHEET 1
49 M1455300403 DUCT 1
49A M1495401204 ACOUSTIC SHEET 3
49B M1495401304 ACOUSTIC SHEET 1
49C M1495401404 ACOUSTIC SHEET 1
50 0207006000 HEX, NUT 6

PAGE 72 — DCA25USI 60 HZ GENERATOR • OPERATION AND PARTS MANUAL — REV. #3 (07/19/11)
ENCLOSURE ASSY. (CONTINUED)

DCA25USI 60 HZ GENERATOR • OPERATION AND PARTS MANUAL — REV. #3 (07/19/11) — PAGE 73
ENCLOSURE ASSY. (CONTINUED)
NO. PART NO. PART NAME QTY. REMARKS
51 M9113000002 DOOR HANDLE ASSY. 2
51A C9312500004 SEAL RUBBER 2
52 0021806016 MACHINE SCREW 8
52A 0030006000 HEX, NUT 8
53 M9112100404 HINGE 4
54 M9112100504 HINGE 4
55 M9112100604 HINGE 8
56 0016908020 HEX, HEAD BOLT 32
57 0016908020 HEX, HEAD BOLT 2
58 0601850097 STOPPER 5
59 0027208025 MACHINE SCREW 5
60 M1435000903 BRACKET STAY 1
61 M1435000803 BRACKET STAY 1
62 0016908020 HEX, HEAD BOLT 4
63 M1435000703 SUPPORT LEG 1
63A M1498200004 ACOUSTIC SHEET 1
64 0016908020 HEX, HEAD BOLT 4
65 M1278200004 PLATE .........................................................1 ................S/N 8100001 ~ 8100430
66 0016906016 HEX, HEAD BOLT 4
67 0016908020 HEX, HEAD BOLT 1
67A 0040508000 TOOTHED WASHER 1
68 0605503066 FUEL LEAK DETECTED SWITCH .............1 ................S/N 8100231 ~ AND ABOVE
69 M1414800204 BRACKET ...................................................1 ................S/N 8100231 ~ AND ABOVE
70 0017108020 HEX, HEAD BOLT .......................................2 ................S/N 8100231 ~ AND ABOVE
71 M1495101904 BOTTOM ACOUSTIC SHEET 1
72 M1495101804 SIDE ACOUSTIC SHEET 1

PAGE 74 — DCA25USI 60 HZ GENERATOR • OPERATION AND PARTS MANUAL — REV. #3 (07/19/11)
RUBBER SEALS ASSY.

DCA25USI 60 HZ GENERATOR • OPERATION AND PARTS MANUAL — REV. #3 (07/19/11) — PAGE 75
RUBBER SEALS ASSY.
NO. PART NO. PART NAME QTY. REMARKS
1 0229200790 SEAL RUBBER 3
2 0314500560 SEAL RUBBER 2
3 0229200630 SEAL RUBBER 1
4 0228901220 SEAL RUBBER 3
5 0228900690 SEAL RUBBER 3
6 0228800690 SEAL RUBBER 1
7 0228900655 SEAL RUBBER 1
8 0228900325 SEAL RUBBER 1
9 0229200325 SEAL RUBBER 1
10 0228800595 SEAL RUBBER 1
11 0228800375 SEAL RUBBER 1
12 0228900375 SEAL RUBBER 1
13 0229200650 SEAL RUBBER 2
14 0229200320 SEAL RUBBER 2
15 0228800650 SEAL RUBBER ...........................................1 ................S/N 8100001 ~ 8100230
15 0228800650 SEAL RUBBER ...........................................2 ................S/N 8100231 ~ AND ABOVE
16 0228900520 SEAL RUBBER 1
17 0228800520 SEAL RUBBER 1
18 0228100390 SEAL RUBBER 2
19 0228100320 SEAL RUBBER 2

PAGE 76 — DCA25USI 60 HZ GENERATOR • OPERATION AND PARTS MANUAL — REV. #3 (07/19/11)
NAMEPLATE AND DECALS ASSY.

DCA25USI 60 HZ GENERATOR • OPERATION AND PARTS MANUAL — REV. #3 (07/19/11) — PAGE 77
NAMEPLATE AND DECALS ASSY.
NO. PART NO. PART NAME QTY. REMARKS
1 M1512400002 DECAL; GENERATOR CONTROL ..............1 ................M11240000A
2 M1512400102 DECAL; ENGINE OPERATING ...................1 ................M11240010A
.......................................................................................S/N 8100001 ~ 8100230
2 M1512400112 DECAL; ENGINE OPERATING ...................1 ................M11240011
.......................................................................................S/N 8100231 ~ AND ABOVE
3 M1550000104 DECAL; NOTE .............................................1 ................M15000010
4 M1550000204 DECAL; NOTE .............................................1 ................M15000020
5 M1552000603 DECAL; AUXILLARY OUTPUT ...................1 ................M15200060
6 M9500000004 DECAL; OIL DRAIN PLUG ..........................1 ................M90000000
7 M9500100004 DECAL; WATER ..........................................1 ................M90010000
8 M9500300004 DECAL; - .....................................................1 ................M90030000
9 M9500300104 DECAL; + ....................................................1 ................M90030010
10 M9500500004 DECAL; DIESEL FUEL ................................1 ................M90050000
11 M9503000004 DECAL; WARNING MOVING PARTS ..........2 ................M90300000
12 M9503000103 DECAL; WATER - OIL CHECK ....................1 ................M90300010
13 M9503100004 DECAL; WARNING HOT COOLANT ...........1 ................M90310000
14 M9503200004 DECAL; WARNING ENGINE EXHAUST .....1 ................M90320000
15 M9510000004 DECAL; FLUID DRAIN ................................1 ................M91000000
16 M9510100004 DECAL; CAUTION HOT PARTS ..................1 ................M91010000
17 M9512200004 DECAL; MQ .................................................1 ................M91220000
18 M9520000004 DECAL; GROUND .......................................1 ................M92000000
19 M9520000104 DECAL; AMMETER CHANGE-OVER SW. ..1 ................M92000010
20 M9520000204 DECAL; VOLTMETER CHG.-OVER SW. .....1 ................M92000020
21 M9520100004 DECAL; WARNING ELECT. SHOCK HAZ. .2 ................M92010000
22 M9520100204 DECAL; CAUTION.......................................1 ................M92010020A
23 M9520100304 DECAL; SAFETY INSTRUCTION ...............1 ................M92010030
24 M9520100404 DECAL; DANGER HIGH VOLTAGE .............1 ................M92010040
25 M9520100503 DECAL; WARNING .....................................1 ................M92010050
26 M9520200003 DECAL; CONNECT OF OUTPUT CABLE ..1 ................M92020000
27 M9520200104 DECAL; OVER CURRENT RELAY..............1 ................M92020010
28 M1561000004 DECAL; MQ POWER ..................................3 ................S/N 8011111 ~ 8100219
28 M1561000004 DECAL; MQ POWER ..................................2 ................S/N 8100220 ~ AND ABOVE
29 M1562100004 STRIPE 2
30 M1562100103 STRIPE; WHISPERWATT 2
31 M1562100204 STRIPE; 25 1
32 M1562100304 STRIPE; 25 1
33 M1562100404 STRIPE 2
34 M9510100304 DECAL; ENVIR. WARNING, .......................1 ................M91010030
.......................................................................................S/N 8400231 ~ AND ABOVE
35 0600500092 PLATE; MQ POWER ...................................1 ................S/N 8100220 ~ AND ABOVE
36 0021106016 MACHINE SCREW .....................................4 ................S/N 8100220 ~ AND ABOVE

PAGE 78 — DCA25USI 60 HZ GENERATOR • OPERATION AND PARTS MANUAL — REV. #3 (07/19/11)
TERMS AND CONDITIONS OF SALE — PARTS
PAYMENT TERMS
Terms of payment for parts are net 30 days.
FREIGHT POLICY
All parts orders will be shipped collect or
prepaid with the charges added to the invoice.
All shipments are F.O.B. point of origin.
Multiquip’s responsibility ceases when a
signed manifest has been obtained from the
carrier, and any claim for shortage or damage
must be settled between the consignee and
the carrier.
MINIMUM ORDER
The minimum charge for orders from Multiquip
is $15.00 net. Customers will be asked for
instructions regarding handling of orders not
meeting this requirement.
RETURNED GOODS POLICY
Return shipments will be accepted and
credit will be allowed, subject to the following
provisions:
A Returned Material Authorization 1.
must be approved by Multiquip prior to
shipment.
To obtain a Return Material Authorization, 2.
a list must be provided to Multiquip
Parts Sales that defines item numbers,
quantities, and descriptions of the items
to be returned.
The parts numbers and descriptions a.
must match the current parts price
list.
The list must be typed or computer b.
generated.
The list must state the reason(s) c.
for the return.
The list must reference the sales d.
order (s ) or invoice ( s) und er
which the items were originally
purchased.
The list must include the name e.
and phone number of the person
requesting the RMA.
A copy of the Return Material Authorization 3.
must accompany the return shipment.
Freight is at the sender’s expense. All 4.
parts must be returned freight prepaid to
Multiquip’s designated receiving point.
Parts must be in new and resalable 5.
condition, in the original Multiquip
package (if any), and with Multiquip part
numbers clearly marked.
The following items are not returnable:6.
Obsolete parts. (If an item is in the a.
price book and shows as being
replaced by another item, it is
obsolete.)
Any parts with a limited shelf life b.
(such as gaskets, seals, “O” rings,
and other rubber parts) that were
purchased more than six months
prior to the return date.
Any line item with an extended c.
dealer net price of less than
$5.00.
Special order items.d.
Electrical components.e.
Paint, chemicals, and lubricants.f.
Decals and paper products.g.
Items purchased in kits.h.
The sender will be notified of any material 7.
received that is not acceptable.
Such material will be held for five 8.
working days from notification, pending
instructions. If a reply is not received
within five days, the material will be
returned to the sender at his expense.
Credit on returned parts will be issued 9.
at dealer net price at time of the original
purchase, less a 15% restocking
charge.
In cases where an item is accepted, for 10.
which the original purchase document
can not be determined, the price will be
based on the list price that was effective
twelve months prior to the RMA date.
Credit issued will be applied to future 11.
purchases only.
PRICING AND REBATES
Prices are subject to change without prior
notice. Price changes are effective on a
specific date and all orders received on or
after that date will be billed at the revised price.
Rebates for price declines and added charges
for price increases will not be made for stock
on hand at the time of any price change.
Multiquip reserves the right to quote and
sell direct to Government agencies, and to
Original Equipment Manufacturer accounts
who use our products as integral parts of their
own products.
SPECIAL EXPEDITING SERVICE
A $35.00 surcharge will be added to the
invoice for special handling including bus
shipments, insured parcel post or in cases
where Multiquip must personally deliver the
parts to the carrier.
LIMITATIONS OF SELLER’S LIABILITY
Multiquip shall not be liable hereunder for
damages in excess of the purchase price of
the item with respect to which damages are
claimed, and in no event shall Multiquip be
liable for loss of profit or good will or for any
other special, consequential or incidental
damages.
LIMITATION OF WARRANTIES
No warranties, express or implied, are
made in connection with the sale of parts or
trade accessories nor as to any engine not
manufactured by Multiquip. Such warranties
made in connection with the sale of new,
complete units are made exclusively by a
statement of warranty packaged with such
units, and Multiquip neither assumes nor
authorizes any person to assume for it
any other obligation or liability whatever in
connection with the sale of its products. Apart
from such written statement of warranty,
there are no warranties, express, implied or
statutory, which extend beyond the description
of the products on the face hereof.
Effective: February 22, 2006

DCA25USI 60 HZ GENERATOR • OPERATION AND PARTS MANUAL — REV. #3 (07/19/11) — PAGE 79
NOTES

OperatiOn and parts Manual
Your Local Dealer is:
HERE’S HOW TO GET HELP
PLEASE HAVE THE MODEL AND SERIAL
NUMBER ON-HAND WHEN CALLING
United StateS
Multiquip Corporate Office MQ Parts Department
18910 Wilmington Ave.
Carson, CA 90746
Contact: mq@multiquip.com
Tel. (800) 421-1244
Fax (800) 537-3927
800-427-1244
310-537-3700
Fax: 800-672-7877
Fax: 310-637-3284
Service Department Warranty Department
800-421-1244
310-537-3700
Fax: 310-537-4259 800-421-1244
310-537-3700
Fax: 310-943-2249
Technical Assistance
800-478-1244 Fax: 310-943-2238
mexico United Kingdom
MQ Cipsa Multiquip (UK) Limited Head Office
Carr. Fed. Mexico-Puebla KM 126.5
Momoxpan, Cholula, Puebla 72760 Mexico
Contact: pmastretta@cipsa.com.mx
Tel: (52) 222-225-9900
Fax: (52) 222-285-0420
Unit 2, Northpoint Industrial Estate,
Globe Lane,
Dukinfield, Cheshire SK16 4UJ
Contact: sales@multiquip.co.uk
Tel: 0161 339 2223
Fax: 0161 339 3226
Canada
Multiquip
4110 Industriel Boul.
Laval, Quebec, Canada H7L 6V3
Contact: jmartin@multiquip.com
Tel: (450) 625-2244
Tel: (877) 963-4411
Fax: (450) 625-8664
© COPYRIGHT 2011, MULTIQUIP INC.
Multiquip Inc
, the MQ logo and the Mayco logo
are registered trademarks of Multiquip Inc. and may not be used, reproduced, or altered without written permission. All other trademarks
are the property of their respective owners and used with permission.
This manual
MUST accompany the equipment at all times. This manual is considered a permanent part of the equipment and should remain with the unit if resold.
The information and specifications included in this publication were in effect at the time of approval for printing. Illustrations, descriptions, references and technical data contained in
this manual are for guidance only and may not be considered as binding. Multiquip Inc. reserves the right to discontinue or change specifications, design or the information published
in this publication at any time without notice and without incurring any obligations.