MyBinding Bienfang Masterpiece 250 550 Manual User
2013-06-04
User Manual: MyBinding Bienfang-Masterpiece-250-550-Manual
Open the PDF directly: View PDF
.
Page Count: 13

Masterpiece®550 and 250
Mechanical Dry Mounting/Laminating Press
Operation and Service
OWNERS MANUAL

CONTENTS
•Fast Operation: Superior heating system quickly brings
the platen to uniform temperature ensuring 100%
bonding.
•Extended Temperature Range: Thermostat control
adjusts from 100º F to 300º F (38 º –150º C) to cover a
wide range of operating temperatures.
•Programmed Heating Cycles: Temperature and time may
be set by stored programs in control unit.
• TemperatureReadout: Platen temperatureis indicated
on LED display on top of unit.
•Cycle Time Readout: Remaining time in the cycle is
displayed.
•Oversize Capacity: Design allows processing of materials
larger than the press platen by sliding the work side-to-
side or out the front or back of the press.
•Extra-Wide Opening: Opens a full 9” (23cm) for 550
and 10” (25cm) for 250 to provide easy access to
platen surface.
•Easy Pressure Adjustment: Pressure adjusts and locks
in seconds to accept materials up to 1" (25mm) thick.
•Non-Stick Surface: Platen surface is specially coated to
help keep adhesives from sticking.
•Free-Floating Platen: Seats evenly on the work without
shifting to provide uniformpressureacross the entire
surface.
•Rugged Construction: Steel cantilevers increase
durability and allow maximum pressureon work
within the press. Metal top and base construction
adds ruggedness.
PRESS FEATURES AND SPECIFICATIONS
2
Press Features and Specifications . . . . . . . . . . . . . . . . . . . . . . . . . . . . . . . . . . . . . . . . . . . . . . . . . . . . . . . . . . . . 2
Important Safeguards . . . . . . . . . . . . . . . . . . . . . . . . . . . . . . . . . . . . . . . . . . . . . . . . . . . . . . . . . . . . . . . . . . . . . 3
Specifications . . . . . . . . . . . . . . . . . . . . . . . . . . . . . . . . . . . . . . . . . . . . . . . . . . . . . . . . . . . . . . . . . . . . . . . . . . . 3
Identification of Controls . . . . . . . . . . . . . . . . . . . . . . . . . . . . . . . . . . . . . . . . . . . . . . . . . . . . . . . . . . . . . . . . . . . 4
Installation and Preparation . . . . . . . . . . . . . . . . . . . . . . . . . . . . . . . . . . . . . . . . . . . . . . . . . . . . . . . . . . . . . . . . . 5
Program Mode . . . . . . . . . . . . . . . . . . . . . . . . . . . . . . . . . . . . . . . . . . . . . . . . . . . . . . . . . . . . . . . . . . . . . . . . . . .5
Procedures For Use . . . . . . . . . . . . . . . . . . . . . . . . . . . . . . . . . . . . . . . . . . . . . . . . . . . . . . . . . . . . . . . . . . . . . . . 6
Processing Oversize Materials . . . . . . . . . . . . . . . . . . . . . . . . . . . . . . . . . . . . . . . . . . . . . . . . . . . . . . . . . . . . . . . . 6
Pressure Adjustment Procedures . . . . . . . . . . . . . . . . . . . . . . . . . . . . . . . . . . . . . . . . . . . . . . . . . . . . . . . . . . . . . 7
Wiring Diagram . . . . . . . . . . . . . . . . . . . . . . . . . . . . . . . . . . . . . . . . . . . . . . . . . . . . . . . . . . . . . . . . . . . . . . . . . . 8
Replacement Parts . . . . . . . . . . . . . . . . . . . . . . . . . . . . . . . . . . . . . . . . . . . . . . . . . . . . . . . . . . . . . . . . . . . . . . . 9
Periodic Maintenance . . . . . . . . . . . . . . . . . . . . . . . . . . . . . . . . . . . . . . . . . . . . . . . . . . . . . . . . . . . . . . . . . . . . . 9
Troubleshooting Guide . . . . . . . . . . . . . . . . . . . . . . . . . . . . . . . . . . . . . . . . . . . . . . . . . . . . . . . . . . . . . . . . . . . . 10
Warranty . . . . . . . . . . . . . . . . . . . . . . . . . . . . . . . . . . . . . . . . . . . . . . . . . . . . . . . . . . . . . . . . . . . . . . . . . . . . . . 11

SPECIFICATIONS
3
Please read the entire manual and fully understand
the proper operating procedures before proceeding
to use the press.
1. Place the heat press on a sturdy, flat, level table in a
clean work area. The press should be accessible from
three sides. The press should not be located in the
direct path of air conditioning vents or room-cooling
fans.
2. Correct pressure adjustment is essential to the safe
and proper operation of the press and should be
checked prior to every use.
3. Grasp the center of the handle firmly when opening
and closing the press. Keep body, head and hands
clear of all moving parts and away from the press
opening at all times.
4. Objects such as knives, tools, rulers, paper clips and
markers should be kept out of the press and away
from the press opening at all times.
5. Proper maintenance of the press is easy and essential.
The press platen and sponge pad should be kept clean
and free of adhesive residue, and all functions should
be checked periodically.
6. Turn the power switch off and keep in the closed (but
not locked) position when not in use. Do not leave the
press on overnight, and unplug the power cord while
cleaning or replacing parts.
Contact an authorized Bienfang®dealer or Bienfang
Technical Service (1-888-240-6021) in the event the
press needs service or parts not covered in this Owners
Manual.
IMPORTANT SAFEGUARDS
MASTERPIECE®550
Work Capacity:
One piece 26" x 34"
66cm x 86cm
Sections 50" (132cm)
by any length
Dimensions:
Width 39" (99cm)
Depth 37" (94cm)
Height 12" (30cm)
Open 26" (66cm)
Net Weight 210 lbs. (95 kg)
Power Consumption 1,400 watts
MASTERPIECE®250
Work Capacity:
One piece 18.5" x 23"
47cm x 58cm
Sections 36" (91cm)
by any length
Dimensions:
Width 27" (69cm)
Depth 25" (64cm)
Height 11" (28cm)
Open 20" (51cm)
Net Weight 72 lbs. (33 kg)
Power Consumption 1,350 watts

IDENTIFICATION OF CONTROLS
A. Power Switch: Turns main power on/off.
B. Temperature Display: Indicates set temperature
or press platen temperature.
C. Temperature Adjustment Button: Controls
platen temperature. Set at 100ºF (47.5ºC) with
the power switch on, the platen temperature
should rise to 100ºF (47.5ºC) and cycle within
+/- 5ºF of that setting.
D. Time Display: Indicates set time or remaining
cycle time.
E. Time Adjustment Buttons: Controls cycle time.
F. Program Button: Activates pre-set and user
set programs.
G. Reset/Clear Button: Clears the displays for
re-entry.
H. Start/Stop Button: Stops and/or starts the
current cycle.
I. Fº/Cº Button: Switches between Fahrenheit &
Celsius temperaturedisplay.
4
Pressure Adjusting Screw
Lever Arm
A E C HG F B
I
D
Digital Control Pad

Your press is fully assembled and factory adjusted for
immediate use. Install as follows:
1. Position the press squarely on a sturdy, flat, level table
inaclean work area. Make certain that all four feet are
resting on the surface. Access to the press from three
sides is recommended. Making the adjacent table tops
level with the sponge pad will facilitate handling oversize
substrates.
2. Locate and identify all function controls (pg. 4).
3. Turn power switch off and plug the power cord into an
outlet that is rated to supply the electrical current
required for the press. See the Temperature Control
Panel for specific information regarding the voltage
required for proper electrical supply.
1. With the press turned on, press the “PROG” key.
The program number will display in the “seconds”
position. The time and temperaturewill then appear
on the display for the chosen program.
2. Continue pressing the PROG key to go to the next
program setting. The first six programs are pre-set as
follows:
4. The press should be cleaned thoroughly before initial
use. Bienfang®UnStik™Adhesive Releasing Solvent or
Bienfang®Platen Cleaner is suggested to fully clean the
platen. Normal cleaning solutions can be used on the
painted metal components. Clean only when press is
cool and in a well-ventilated area.
The press is now ready for use. Check operation by closing
(but not locking) the press and turning the power switch on.
The power light should illuminate and the press should
begin to warm up.
Please read the entire manual and fully understand the
proper operating procedures before proceeding to use
the press.
Programs 7–10 are for user-specific programs. The time
and temperaturemay be input for these program numbers.
Once the time and temperature have been input to the
desired settings, press and hold the PROG key for 5
seconds to store the settings.
Once the desired program is reached, wait 5 seconds and
the actual temperaturewill be displayed. The temperature
will increase or decrease until the programmed temperature
is reached. Once the programmed temperature is reached,
press the START/STOP key.
INSTALLATION AND PREPARATION
PROGRAM MODE
5
Masterpiece®550 1,400 Watts
(Recommendation: Verify proper amperage before powering up)
Masterpiece®250 1,350 Watts
(Recommendation: Verify proper amperage before powering up)
Time TemperatureApplication
Program 1: 2 min. 200ºF 93ºC ColorMount®
Program 2: 2 min. 185ºF 85ºC Fusion®4000/
BufferMount®
Program 3: 3 min. 150ºF 60ºC SingleStep®Plus
Program 4: 2 min. 180ºF 82ºC SingleStep®
Program 5: 6 min. 215ºF 102ºC Finish Guard™UV
(posters)
Program 6: 8 min. 215ºF 102ºC Finish Guard™UV
(photos)

1. With the press in the closed (but not locked) position,
turn the power switch ON. The control pad will be
activated.
2. Normal operating temperatures of the press are
170-300°F (38-149°C). Refer to the specific instruc-
tions provided with supplies being used and set the press
temperature display to stabilize the press at the
Recommended Temperature setting.
NOTE: When mounting or laminating color photos or
delicate materials, a temperature slightly lower than the
Recommended Temperature may be used (no less than the
Minimum Temperature setting for the specific
adhesive or laminate). For heavier or thicker materials,
or for faster results, a temperature slightly higher than
the Recommended Temperature may be used (for best
results, use lower temperaturewith longer dwell time).
3. Press the “SET MINUTES” key to increase the
minutes to the desired setting. Press the “SET SEC-
ONDS” key to increase the seconds to the desired
setting. Press the “UP” arrow key to increase the
temperature to the desired setting. Once the desired set-
ting is reached, the actual temperature of the press will
be displayed within 5 seconds and will increase to the
desired setting.
4. The press will reach the selected operating temperature
and be ready for use in approximately 20-30 minutes.
The degree symbol in the temperature display will blink
rapidly until the operating temperature is reached…
enough time should be allowed for it to stop blinking
rapidly (slow blink to solid) before initial use to be
certain that the platen temperaturehas stabilized.
5. Pre-dry the artwork and substrate (if needed) and
assemble the materials to be processed. Refer to the
specific instructions for the supplies being used.
6. Check the pressure adjustment of the press by placing
the assembled materials inside and closing (but not
locking) the press. The lever arms should be at a 45°
angle. Adjust the pressure, if needed, then close and
lock the press.
7. Press the “START/STOP” key to start the cycle.
NOTE: Assure that the temperature in the display is
at the desired temperature.
NOTE: See following section on PressureAdjustment
Procedures for proper pressure adjusting directions.
8. Leave the assembly in the press long enough to heat the
materials to at least the Minimum Temperature indicated
on the instructions provided with the
adhesive or laminate being used (refer to the Time Chart
in the instructions with the adhesive or
laminate being used).
9. Open the press, remove the assembled materials and
cool them under a Bienfang®Weight to reduce bowing
and improve the bond strength.
PROCEDURES FOR USE
Lever Arm
Approx. 45º
Closed (not locked)
6
PROCESSING OVERSIZE MATERIALS
Materials substantially larger than the press platen can
often be processed in multiple sections using the
following precautions:
•Check that the pressure adjustment has been made to
accommodate the thickness of materials.
• In the case of impressionable substrates (i.e. foam board)
aRelease Boardor other buffer sheet slightly larger than
the press platen may be placed over the materials; this
helps prevent the possibility of platen lines appearing on
the materials.
•Materials extending out of the press should be supported so
that they do not bend or flex.
•When processing in sections, it is recommended to start
in the center of the work and then work out towards the
edges.
Pre-Drying Materials:
In humid, moist or damp conditions, certain porous materials
absorb water and need to be pre-dried; this removes the
excess moisture that would otherwise possibly interfere with
good bonding or affect the finished appearance of the results.
To pre-dry, place the materials inside a folder of smooth,
porous paper or between 2 pieces of Kraft paper, and process
for a shorttime.

Materials up to 1" (25mm) thick can be handled
if the following pressure adjustment procedures
are used:
1. Check the pressure adjustment of the press by placing
the assembled materials inside and closing (but not
locking) the press. The lever arms should be at a 45°
angle to the top of the table as shown, if not, proceed
to adjust the pressure.
2. Close and lock the press, leaving the materials to be
processed inside (or materials of equal thickness).
3. Loosen the knurled pressure locking nuts – (if the lock-
ing nuts do not loosen easily, open the press, insert an
extra thickness of materials, close and lock the press,
and then loosen the locking nuts. Remove the extra
materials beforeproceeding to adjust the pressure).
4. Return the press to the closed (but not locked) position.
5. Turn each pressure-adjust-
ing screw clockwise to
lower the lever arms and
decrease pressure, or
counter clockwise to raise
the lever arms and
increase the pressure.
Make sure that the screws are adjusted so each arm is
at the same 45° angle.
6. Return the press to the locked position and tighten each
locking nut finger tight.
Alternative Pressure Adjustment Method
Ashim can be made to simplify adjustment between two
different thicknesses of substrates that are commonly used
(example: 3/16" (5mm) foam board and 100 pt. card stock).
1. Set the pressure adjustment for the thicker of the
two substrates (3/16" (5mm) foam board), using the
preceding procedure.
2. Find a firmboardthat is equal to the difference in thick-
ness between the two substrates (approximately 1/8"
((3mm)) in this example). Cut this board(to be used as
ashim) the size of the pressure board beneath the
sponge pad in the press.
3. Slide the shim under the pressure board when processing
materials the thickness of the thinner board (100 pt.
card stock). Remove the shim when using the thicker of
the two substrates (the 3/16" ((5mm)) foam board).
PRESSURE ADJUSTMENT PROCEDURES
Lever Arm
Approx. 45º
Closed (not locked)
Decrease Increase
Closed and Locked
7

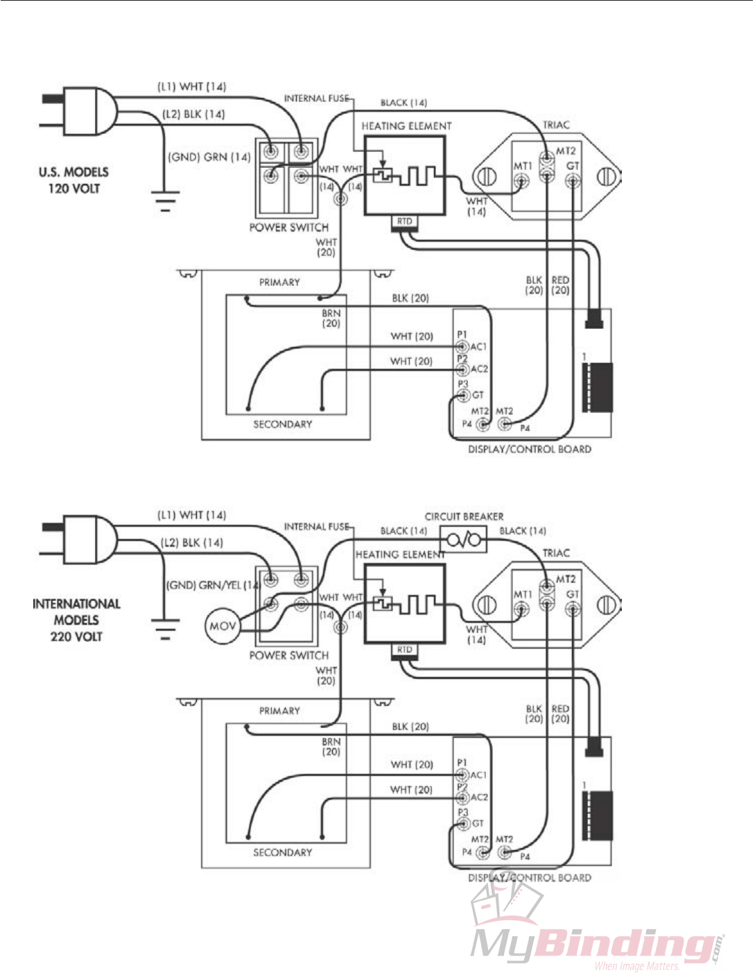
WIRING DIAGRAM
8
*Masterpiece 550 International only

REPLACEMENT PARTS
Masterpiece®550
Platen Kit TS6299018
Sponge Pad TS153260
Lever Arm – Right TS100170
Lever Arm – Left TS100171
Foot Kit TS6299021
Toggle Plate/Bolt Kit TS6299017
Crossbeam Bolt Kit TS6299025
Handle Kit TS6299028
Pressure Adj. Kit TS6299031
Screw Kit TS6299034
Control Assembly TS2304084
Output Module TS1408005
Sensor Assembly TS6208059
Heater Kit TS6299009
Electrical Kit TS6299040
Transformer TS2304083
Masterpiece®250
Platen Kit TS6299019
Sponge Pad TS143222
Lever Arm – Right TS100223-1
Lever Arm – Left TS100224-1
Foot Kit TS6299022
Crossbeam Bolt Kit TS6299026
Handle Kit TS6299029
Pressure Adj. Kit TS6299032
Screw Kit TS6299035
Output Module TS1408005 (210M-K)
Sensor Assembly TS6208059
Control Assembly TS2304084
Electrical Kit TS6299040
Transformer TS2304083
Heater Kit TS6299141
Toggle Plate/Bolt Kit TS6299024
The Bienfang®550 Mechanical Press has been
specifically engineered to require a minimum level
of maintenance. The following guidelines were
designed to keep the press in prime operating
condition throughout its lifetime.
1. Clean the platen regularly. Bienfang®UnStik™adhesive-
releasing solvent or Bienfang®Platen Cleaner should be
used to dissolve and remove difficult deposits as need-
ed. Do not use abrasive materials such as steel wool or
gritty cleaners.
2. Check the sponge pad periodically for cleanliness and
uniformresiliency.If the pad shows any areas of soft or
"dead" spots it should be replaced. Uniformpressure is
essential for quality results when mounting or laminat-
ing. Replace the sponge pad as necessary when soiled
or uneven.
3. Check the platen temperature periodically using
temperature indicator strips to verify calibration of the
thermostat and thermometer settings. Make sure the unit
is warmed up and has stabilized to the set temperature.
Torecalibrate or replace call an authorized Bienfang
dealer or Bienfang Technical Services.
4. Lubricate all pivot points twice a year with a Teflon®or
silicone dry lubricating spray. Oil or graphite lubricants
arenot recommended.
5. Inspect the power cordfor breaks and cuts. Make sure
thereareno severebends or crimps in the cord. The
cord should not be pinched between the table, press or
wall. If the cord needs to be replaced, please contact
Bienfang Technical Supportat 888-240-6021. This
should be done by the manufacturer only.
6. Check the overall press occasionally for levelness, loose
screws, or damaged components. Adjust, tighten or fix
as necessary.
Disclaimer
The information contained herein is based upon our research and
believed to be accurate, but the accuracy and completeness of our
recommendations is not guaranteed. The user shall determine the
suitability of the product for their intended use, before using the
product, and the user assumes all risk and liability whatsoever in
connection with the use of the product. Neither seller nor manu-
facturer shall be liable for any injury, loss or damage, direct or
consequential, arising out of the use of or inability to use the
product. The following is made in lieu of all warranties, express or
implied. Seller’s and manufacturer’s only obligation shall be to
repair, replace or credit such quantity of the product proved to be
defective.
PERIODIC MAINTENANCE
•Kits listed above contain the components and instructions necessary for normal replacement of the affected item. This precludes the
necessity of identifying and ordering individual parts and helps ensureall the necessaryparts are on hand.
• If the supply cord is damaged, it must be replaced by the manufacturer or its service agent or a similarly qualified person in order to
avoid a hazard.
9

TROUBLESHOOTING GUIDE
10

11
Elmer’s Products,Inc warrants to the original consumer purchaser that each new Bienfang®equipment product which
proves defective in materials or workmanship within the applicable warranty period will be repaired or, at our option,
replaced without charge upon its return, postpaid, as outlined below. The applicable warranty shall be one year from
date of purchase. “Original consumer purchaser” means the person who first purchased the product covered by this
warranty other than for purposes of resale.
Elmer’s liability for breach of any warranty express or implied shall be limited to the repair or replacement, at Elmer’s
option, of the defective item. Elmer’s shall not be liable for damages, including but not limited to incidental or conse-
quential damages, arising out of or in connection with the use or performance of any Bienfang product.
To get performance under this warranty, contact Bienfang Technical Support (1-888-240-6021) for assistance or to
obtain a Return Authorization. If it is to be returned, pack the product securely to prevent damage in transit, and
send the product, postpaid or freight prepaid, with a description of the defect or malfunction and proof of the date of
purchase to elmer’s, Attn: RA Number.Elmer’s is not responsible for damages from mishandling and abuse in transit,
in which case a claim should be filed with the carrier.
This warranty extends to and is enforceable only by the original consumer purchaser,and only for the period (during
applicable term) during which the product remains in the possession of the original consumer purchaser.
Bienfang Framing Products
2020 W Front St.
Statesville, NC 28677
Tel: 888-240-6021
LIMITED WARRANTY

www.elmers.com
www.forframersonly.com
©2005 Elmer’s Products Inc.
4836-05-rev
OM550
(5/05)
Bienfang Framing Products
ADivision of Elmer’s Products, Inc.
2020 W Front St.
Statesville, NC 28677
Cust. Service: 888-240-6021
Tech. Service: 888-240-6021
Tech. Fax: 704-871-8671
Hrs: 8:00 a.m.-5:00 p.m. (EST)
