Omega Research and Development 448 Keyless Entry and Security User Manual 1
Omega Research and Development Inc Keyless Entry and Security 1
Manual

Arming: Press & Release the “Lock” button
Silent Arming: Press & Release the Small “••” button Twice in 3 sec.
Disarming: Press & Release the “Unlock” button
Silent Disarming: Press & Release the Small “••” button Twice in 3 sec
Page 1
Remote Control Quick Reference Guide
THE SIREN WILL
CHIRP ONCE
THE PARKING LIGHTS
WILL FLASH ONCE
THE DOORS WILL LOCK
(IF CONNECTED)
THE PARKING LIGHTS
WILL FLASH ONCE
THE DOORS WILL LOCK
(IF CONNECTED)
2 X
THE SIREN WILL
CHIRP TWICE
THE PARKING LIGHTS
WILL FLASH TWICE
THE PARKING LIGHTS
WILL FLASH TWICE
THE DOORS WILL UNLOCK
(IF CONNECTED)
2 X
THE DOORS WILL UNLOCK
(IF CONNECTED)
Table Of Contents
Owner’s Guide
Arming the System ....................... 3
Disarming the System ................. 4
Emergency Override .................... 4
System Armed & Activated ........... 5
Panic ............................................ 5
Sensor By-Pass ............................ 5
Auxiliary Channel ......................... 6
3rd Channel .................................. 6
Remote Controlled Anti-Carjack ... 6
Anti-Carjacking ............................. 7
Valet Mode ................................... 8
LED Status Indicator .................... 8
Auxiliary Sensor & Prewarn .......... 9
Installation Instructions
How To Program Remote Control ............. 9
How To Program Features ...................... 10
Programmable Features .................. 10 - 12
Wiring Diagram ....................................... 13
Door Lock/Unlocking Systems ................ 14
This device complies with part 15 of the FCC Rules.
Operation is subject to the following two conditions, (1)
This device may not cause harmful interference and, (2)
This device must accept any interference received,
including interference that may cause undesired operation.
The manufacturer is not responsible for any radio or TV
interference caused by unauthorized modifications to this
equipment. Such modifications could void the user's
authority to operate the equipment.

Emergency Override:
Panic:Press & Hold the “Lock” Button for 3 Sec’s, with the ignition “Off”
Shock Sensor & Prewarn Bypass:
1) Arm the alarm by, Pressing & Releasing the “Lock” button
2) Within 2 seconds Press & Release the small “••” button.
To Activate the Auxiliary Channel: Press & Hold The Small “••”
Button for 3 Seconds
To Activate the 3rd Channel: Press & Hold The Small “•••” Button
for 3 Seconds
To Activate Remote Anti-Carjack: (programmable feature # 10)
Press & Hold the Small “•••” button, for 3 Secs, with the ignition “On”
Page 2
Hold 3 seconds Operate Remote Start Unit
Operate Window Roll-Up Unit
Hold 3 seconds
Open Electric Trunk
Operate Window Roll-Up Unit
Operate Remote Start Unit
Hold 3 seconds
THEN WITHIN
10 SECONDS
PRESS & RELEASE
VALET BUTTON
THE SIREN WILL SOUND THE PARKING LIGHTS
WILL FLASH
Hold 3 seconds
Then
2.
1.

The system may be "Armed" by any of 3 methods:
1) Remote Control Arming: Press & Release the “Lock” button
Page 3
Arming the Alarm
2) SILENT Remote Control Arming: Press & Release the Small “••”
button Twice within 3 seconds
Upon Arming:• The siren will chirp one time. (3 times if there is open zone)
• The parking lights will flash once.
• The doors will lock. (If an optional interface is connected)
• The starter interrupt will engage.
• The LED Status Indicator will begin to flash slowly.
- If a zone is open, (for example a car door), when arming, the alarm will still arm,
but will bypass the open zone until the zone is secured (siren will chirp 3 times).
3) To Passively Arm: Turn Ignition “Off”, Then Close all Doors.
Automatic “Last Door Arming” is a programmable feature which allows the alarm
to arm itself and, if desired, lock the doors upon arming.
If on, anytime the ignition is turned off, and then a door is opened and closed:
• The Siren will chirp once to confirm arming countdown has begun.
• The LED Status Indicator will begin to flash rapidly.
Thirty seconds later:
• The siren will chirp & the lights will flash once.
• The LED Status Indicator will begin to flash slowly.
• The starter interrupt will engage.
- The alarm is now fully armed. The doors will lock at this time, if programmed to
do so, and if the vehicle is equipped.
- The system can not Last Door Arm if a protected zone is open. Should a ve-
hicle door be opened during the arming countdown, the countdown will stop and
start over again when the door is closed. AUTO REARM (programmable) allows
the Alarm to Rearm itself, if it is Disarmed and a vehicle door is not opened.
THE SIREN WILL
CHIRP ONCE
THE PARKING LIGHTS
WILL FLASH ONCE
THE DOORS WILL LOCK
(IF CONNECTED)
THE PARKING LIGHTS
WILL FLASH ONCE
THE DOORS WILL LOCK
(IF CONNECTED)
2 X

The system may be "Disarmed" by any of 3 methods:
1) Remote Control Disarming: Press & Release the “Unlock” button
2) SILENT Remote Control Disarming: Press & Release the Small
“••” button Twice within 3 sec
Upon Disarm:• The siren will chirp twice. (4 chirps if alarm has activated & reset)
• The parking lights will flash twice. (4 times if alarm has activated)
• The doors will unlock. (If an optional interface is connected)
• The starter interrupt will disengage.
• The LED Status Indicator begins flashing rapidly for Automatic
Rearming, until alarm Rearms or a vehicle door is opened.
2-STAGE DISARM: If Disarming the alarm while it is triggered (siren sounding), the
first press of any remote control button will only silence the siren/horn. A second
press of the “Unlock” button will Disarm the alarm.
IMMOBILIZER MODE: If this mode is programmed “On”, the starter interrupt will
remain engaged after the alarm is Disarmed, until the ignition is turned “On” and you
Press & Release the Valet button. (Refer to programmable feature # 5)
To Start Vehicle: .
1. Disarm the alarm, then Turn “On” the vehicle’s ignition
2. Press & Release the Valet Button.
Step 1: With the system in the armed condition, enter the vehicle via the driver's
door (be aware that the alarm will trigger when the door is opened).
Step 2: Using your key, turn the vehicle’s ignition to the "On" position.
Step 3: Within 10 seconds, Press & Release the Valet/ Override Switch.
Page 4
Disarming the Alarm
Emergency Override
THE SIREN WILL
CHIRP TWICE
THE PARKING LIGHTS
WILL FLASH TWICE
THE DOORS WILL UNLOCK
(IF CONNECTED)
THE PARKING LIGHTS
WILL FLASH TWICE
THE DOORS WILL UNLOCK
(IF CONNECTED)
2 X
THEN WITHIN
10 SECONDS

Regardless of method used to Arm the alarm, once Armed, the alarm will monitor
all protected zones, and if an intrusion attempt is detected it will activate, or
“trigger”.
A trigger consists of the following:
• The electronic siren, or optionally the vehicle’s horn, will start sounding.
• The exterior parking lights will flash on and off repeatedly.
An activation has a 30 second duration unless the system is disarmed using the
remote control or the Valet /Override switch. If all protected zones are secure at
the end of the trigger, the system will stop and rearm itself to detect further entry
attempts. If a protected zone is still open at the end of the trigger cycle, the alarm
will continue to re-trigger itself for up to six activated cycles before it resets itself
and ignores the violated zone.
Should it be needed in a threatening situation, or you feel the need to attract
attention, the alarm can be triggered using the remote control. Your alarm fea-
tures “Panic Mode”, which allows you to activate “Panic” from the “Arm/Lock”
button.
To Activate Remote Panic:Press & Hold the “Arm/Lock” Button,
for 3 seconds, with the ignition “Off”.
The shock sensor & Prewarn zone can be by-passed using the remote
control. This may be useful in stormy weather.
1) Arm the alarm by, Pressing & Releasing the “Lock” button.
2) Within 2 seconds, Press & Release the Small “••” button.
- The siren will chirp once to confirm sensor has been by-passed.
- Upon Disarming the alarm, the sensor zone will reset.
Sensor By-pass
System Armed & Activated
Remote Panic Operation
Page 5
THE SIREN WILL SOUND
THE PARKING LIGHTS
WILL FLASH
Hold 3 seconds
Then
1. 2.

The Auxiliary Channel may be used to operate an optional function. Possibili-
ties include remote trunk release, remote car starting, or an on-demand re-
mote window roll-up interface. Please see your Omega dealer for details on
available options.
To Activate the Auxiliary Channel:
Press & Hold the Small “••” Button for 3 Seconds.
- The alarm will Disarm upon activating the Auxiliary channel.
- The Auxiliary Channel cannot be activated if the vehicle's ignition is "On".
The programmable 3rd Channel may be used to operate an optional function,
such as a remote start unit or an on-demand remote window roll-up interface.
Please see your Omega dealer for details on available options.
To Activate the 3rd Channel:
Press & Hold the Small “•••” button for 3 Seconds.
- The 3rd Channel can be programmed to Supply a (-) output when the alarm
is Armed to operate a Window Roll-Up module (Programmable feature # 12).
The Anti-Carjacking mode can be activated using the remote control.
- Refer to next page for sequence details. (programmable feature # 10)
To Activate Remote Anti-Carjack:
Press & Hold The Small “•••” Button, For 3 Seconds, With The Ignition
“On”.
Page 6
The Auxiliary Channel
Hold 3 seconds
Open Electric Trunk
Opperate Window Roll-
Up Unit
Opperate Remote Start Unit
Hold 3 seconds
Opperate Remote Start Unit
Opperate Window Roll-
Up Unit
Remote Anti-Carjack
The 3rd Channel Auxiliary Output
Hold 3
seconds

Page 7
The Anti-Carjacking sequence may be activated by any of 3 methods:
1) Using the remote control, by holding down the Small “•••” Button for
3 seconds while the ignition is “On”. (programmable feature # 10)
2) When a door is Opened while the ignition is “On” (programmable feature # 10)
3) Every time the ignition is turned “On”. (Programmable feature # 9)
1) Anti-Carjacking activated using the transmitter: (programmable feature #10)
The Anti Car-Jacking operation may be activated by pressing and holding the
remote control’s Small “•••” button for 3 seconds while the ignition is “On”.
2) Anti-Carjacking activated by an Open door: (programmable feature #10)
If programmable feature #10 is “On”, the system will initiate the Anti-Carjacking
sequence every time a vehicle door is opened while the ignition is “On”.
3) Anti-Carjacking activated by the ignition: (programmable feature #9)
If programmable feature #9 is “On”, the system will initiate the Anti-Carjacking
sequence every time the vehicle’s ignition is turned “On”.
IMMOBILIZER MODE: If the “Immobilizer mode” is programmed “On”, the
ignition activated anti-carjacking sequence will be cancelled and the “Immobilizer
mode” disarmed by: first turning “On” the vehicle’s ignition, then Pressing &
Releasing the valet button. (Refer to programmable feature # 5)
Once the Anti-Carjacking sequence has begun, the user has 59 seconds to
press the Valet/Override Switch in order to cancel the sequence.
ORDER OF ANTI-CARJACKING SEQUENCE:
- For first 20 seconds after the sequence has begun there are no signs.
- From 21-30 seconds, the LED will blink slowly.
- From 31-45 seconds, the LED will blink fast and the siren/horn will chirp
once every 2 seconds.
- From 46-60 seconds, the LED will blink fast and the siren/horn will chirp
once per second.
- If not cancelled yet, at 61 seconds the alarm will trigger.
In the triggered condition:
- The siren/horn will sound & The parking lights will flash.
- The starter interrupt will engage.
NOTE: Once the Anti-Carjack mode is triggered, the remote control will NOT
stop the operation, nor will the system reset automatically. Once it is trig-
gered, the Anti-Carjacking operation can only be deactivated by:
1) Turning the vehicle’s ignition “Off”.
2) Turning the vehicle’s ignition back “On”.
3) Within 10 seconds, Press & Release the Valet button.
Programmable Anti-Carjacking Protection

Page 8
Valet Mode
Valet Mode can only be entered into while the alarm is Disarmed.
Valet Mode turns off all of the alarm’s security features, (including Anti-Carjack).
Valet Mode is designed for situations in which it is not convenient for the security
portion of the alarm to be operational; for example during extended stopovers for
vehicle servicing, loaning others your vehicle, maintenance, valet parking,
washing, etc. The convenience features such as keyless entry will still operate.
To Enter Valet Mode (Alarm MUST be Disarmed):
Press & Hold the Valet Switch for 3 Seconds.
- The LED Status Indicator will light solid Red and the siren will emit a long chirp
to confirm entry into Valet Mode. Now the system cannot become Armed.
- The vehicle's ignition may be "On" or "Off" when entering Valet Mode.
- To remind you its in Valet Mode ,The siren will chirp every time the vehicle’s
ignition is turned “Off”
To Exit Valet Mode:Simply Press & Release the Valet Switch.
- The LED will turn off and the siren will emit a long chirp to confirm that the
system has exited Valet Mode. Normal arming operations may be resumed.
- The vehicle's ignition may be "On" or "Off" when exiting Valet Mode.
The Red LED Status Indicator visually shows the status of the alarm and also
provides a high level of visual deterrence. The Red LED Status Indicator Light
is normally mounted where it can be seen by the driver, as well as from outside.
Security System Status: The primary function of the Red LED Status Indicator
Light is to indicate the normal operating status of the security system:
Off = The system is disarmed and not performing any automatic functions.
On Constant = The system is in the Valet Mode.
Flashing Slow = The system is fully Armed.
Flashing Fast (while Disarmed) = Last Door Arming or Automatic Rearming.
Zone Violation: Once alarm is Disarmed, LED will show which zone triggered
alarm until the ignition is turned “On” (this clears unit’s memory).
2 flash & pause = Pin-Switch zone triggered alarm.
3 flash & pause = Door zone triggered alarm.
4 flash & pause = Sensor zone triggered alarm.
Automatic Transmitter Verification: For the first 90 seconds after the vehicle’s
ignition is turned "On", the LED Status Indicator will flash a number of times equal
to the number of remote control transmitters which are programmed to operate
the alarm. This indication can be from 1 Flash /pause up to 4 Flashes /pause, as
the system can be operated by just one, or as many as 4 remote transmitters.
The LED Status Indicator

Page 9
Auxiliary Sensor: This security system is equipped with a plug-in port for an
optional sensor to increase the effectiveness of the system. The comprehensive
line of optional sensors offered is comprised of impact sensors, glass tampering
sensors, and microwave/radar sensors which can detect motion inside and
outside the vehicle.
Prewarning Detection: This circuit requires connection to a dual zone sensor
or detection device. When the sensor’s prewarn zone is triggered the siren will
emit a series of chirps.
To program remote controls to operate the alarm:
Step 1: Turn "On" the vehicle's ignition.
Step 2: Within 7 seconds press the Valet/Override Switch 5 times. The alarm
will wolf the siren once to confirm entry into Remote Control Programming Mode.
Step 3: Within 10 seconds, press any Button on each remote to be programmed.
The siren will chirp to confirm each time a remote has been programed.
If 10 seconds expire without any programming activity, or if the vehicle’s ignition
is turned “Off”, the system will automatically exit Remote Control Programming
Mode. The siren will emit 2 long chirps to confirm exit.
NOTE: Up to 4 remote controls can be programed to operate the alarm. When-
ever a remote control, new or existing, is programmed to the alarm, all existing
codes are erased for security. So all remote controls which are to operate the
alarm, must be programmed in at the same time.
Immobilizer Mode: Immobilizer mode must be disarmed before entering
remote control programming mode. (refer to programmable feature # 5)
1. Turn “On” ignition
2. Press & Release the Valet/Override button, (siren will chirp twice)
3. Press valet/override button 5 times to enter remote control programming
mode.
ATV: The LED Status Indicator will show the number of programmed remote
control transmitters for 90 seconds after the vehicle’s ignition is turned On.
As the instructions above show, programming extra transmitters to any vehicle
security system is easy; the exclusive patented ATV feature protects against
someone programming their own transmitter to operate your system.
Auxiliary Sensor & Prewarning
How to Program Remote Controls to the Alarm

Page 10
To access Features Programming Mode:
Step 1: Turn the vehicle's ignition "On" then "Off".
Step 2: Within 7 seconds of turning the ignition "Off", press the Valet Switch 5
times. The siren will wolf once confirming entry to Features Programming Mode.
Step 3: Within 10 seconds of entering Features Programming Mode, press the
Valet Switch the number of times equal to the number of the feature to be
programmed. The siren will repeat the feature number with chirps to confirm.
Step 4: After the system acknowledges the feature to be programmed:
- press the “Lock” button on the remote to turn the feature “ON” (the siren will
chirp once), or,
- press the “Unlock” Button to turn feature “OFF” (siren will chirp twice).
Note: Once the feature to be programed is selected, you can toggle the
feature between its settings by pressing the “Lock” & “Unlock” buttons on
the remote control.
- To program more features, simply repeat Steps 3 and 4.
- If 10 seconds expire without any programming activity, or if the vehicle’s igni-
tion is turned “On”, the alarm will automatically exit Features Programming
Mode. The siren will confirm exit.
The alarm has 14 programmable features which allow it to be customized to suite
many individual needs. The following pages provide a brief explanation for each
feature, and notes its factory default setting.
• = Default Factory Setting
1. Auto-Rearm: ( •On = 1 siren chirp / Off = 2 chirps)
-Allows the Alarm to Rearm itself, if it is Disarmed and a vehicle door is not
opened.
2. Last Door Arming: (•On = 1 siren chirp / Off =2 chirps)
-Configures the alarm to automatically arm itself 30 seconds after the last
door is closed with the ignition “Off”. AUTO REARM (not programmable) allows
the Alarm to Rearm if a vehicle door is not opened after the alarm is disarmed.
3. Doors Lock w/ Last Door Arming: (•On = 1 siren chirp /Off = 2 chirps)
-Adds the automatic locking of the vehicle's doors to the previous feature.
How to Program Features
Programmable Features

Page 11
4. Double Pulse Unlock: ( 2 pulses = 1 siren chirp / • 1 pulse = 2 chirps)
-Sets alarm to give 2 unlock pulses upon Disarm for cars that require it.
5. Immobilizer Mode: ( On = 1 siren chirp / •Off = 2 chirps)
-If this mode is programmed “On”, the starter interrupt will remain engaged
after the alarm is Disarmed, until the vehicle’s ignition is turned “On” and you
Press & Release the Valet button.
- Anti-Carjack: Upon disarming the “Immobilizer mode”, ignition activated anti-
carjacking will be automatically cancelled, (if programmed “On”).
- Remote Control Programming Mode: Immobilizer mode must be disarmed
before entering remote control programming mode.
6. Siren & Horn or Horn: ( •Siren & Horn = 1 siren chirp / Horn = 2 chirps)
-This feature configures the alarm’s Brown/White Horn-Honk output wire.
This wire can be configured to honk the horn in addition to the Brown wire
operating the siren, or take over all of the Siren’s functions SO THAT NO
SIREN IS NECESSARY.
- If Siren & Horn are selected: The horn will honk in addition to siren sounding
only when the door, pin-switch, or ignition zones are violated. (The horn will not
honk if alarm is triggered by the sensor zone, or during confirmation “chirps”)
- If Only Horn is selected: The car horn will replace the siren and perform all
of its functions. NOTE: Brown Siren wire will still be fully active & operational.
7. Shock Sensor False-Alarm Bypass: (On = 1 siren chirp / •Off = 2 chirps)
- This feature will temporarily turn “Off” the shock sensor & pre-warn zone if:
a. The pre-warn is triggered 10 times while the alarm is Armed.
b. The instant trigger zone is triggered 5 times while the alarm is Armed.
- The by-passed zones will be reinstated the next time the alarm is Armed.
8. Dome-Light Delay Bypass: (On = 1 siren chirp / •Off = 2 chirps)
- This feature will turn “Off” the 3-chirp open zone warning when Arming the
alarm with the remote control. This is for use in vehicles that keep the dome-light
illuminated after the doors have been closed.
9. Ignition Activated Anti-Carjacking: (On = 1 siren chirp / •Off = 2 chirps)
-This feature turns the alarm’s Ignition Anti-Carjacking feature “On” or “Off”.
10. Remote & Door Activated Anti-Carjacking: (On = 1 chirp / •Off = 2 chirps)
-This feature turns both the alarm’s Remote Control and Open Door activated
Anti-Carjacking features “On” or “Off”.

Page 12
11. Dome-Light or Window Roll-Up: (•Dome-Light = 1 siren chirp / Window
Roll-UP = 2 chirps)
-Configures the alarm’s “Black/White” wire to operate the:
a. Dome-Light: Supply a (-) output when the alarm is Disarmed to illuminate the
vehicle’s Dome-Light for 30 seconds through the use of a relay, or
b. Window Roll-Up or accessory: Supply a (-) output for 30 seconds when the
alarm is Armed to operate a Window Roll-Up module or other accessory.
12. 3rd Channel Output: (•Momentary = 1 siren chirp / Window Roll-UP =
2 chirps)
-Configures the alarm’s “Pink” wire to operate an:
a. Accessory : Supply a (-) output as long as the small “•••” button on the remote
control, is pressed & held while the vehicle’s ignition is “Off”, (max 30 seconds).
b. Window Roll-Up or accessory: Supply a (-) output for 30 seconds when the
alarm is Armed to operate a Window Roll-Up module or other accessory.
13. Ignition Door Lock/Unlock: (•On = 1 siren chirp / Off = 2 chirps)
-Configures the alarm to Lock the vehicle's doors when the ignition is turned
“On” and Unlock the vehicle’s doors when the ignition is turned “Off”.
JUMPER ON SIDE OF ALARM BRAIN:
Lock Pulse Time: ( • .80 seconds = Jumper “In” / 4 seconds = Jumper “Out”)
-Determines the length of the alarm’s door lock/unlock pulse output.
0.80
Sec
4.0
Sec

Brown/White :
This wire can be configured (Programmable feature # 6), to honk the horn
in addition to the Brown wire operating the siren, or take over all of the
Siren’s functions SO THAT NO SIREN IS NECESSARY
Café/con lista Blanca:
Este cable se puede programar (función #6), a sonar el claxon en conjunto
al cable Café operar la Sirena, O TOMAR TODAS LA FUNCIONES DE LA
SIRENA PARAQUE NO HAGA FALTA INSTALAR SIRENA.
Brown/White - Café/Blanco = (-Horn Output, Salida claxon -)
Black/White - Negro/Blanco = (-Dome-Light , Salida luz de cabina-)
Grey - Gris = (-Auxiliary output, Segundo canal auxiliar-)
Pink - Rosado = (-3rd channel output, Tercer canal-)
Orange - Naranja = (-Starter Kill, Corte -)
Blue - Azul = (-Trigger Input, Disparo -)
Violet - Violeta = (+Door Input, Puerta +)
Green - Verde = (-Door Input, Puerta -)
Yellow - Amarillo = (+Accessory, Ignición +)
Brown - Café = (+Siren/Horn, +Sirena/Claxon)
Red - Rojo = (+12 Volts, +12 Voltios)
White - Blanco = (+Flashing Lights, +Luces)
Black - Negro = (-Ground, -Tierra)
Valet/Override Button
0.80
Sec
4.0
Sec
Door Lock Pulse Time Jumper
LED Status Indicator
Optional
Sensor
FREEDOM
550
Green - Verde = (-Lock, -Cierre)
Red - Rojo = (+12 Volts)
Blue - Azul = (- Unlock, - Apertura)
Siren
Pin-Switch (-)
Pin-Switch (-)
Battery
Pin-Switch (+)
15 Amp
+
Parking Lights / Luces
Relay
Trunk
Release
Relay
Relay Car Horn /
Claxon
Dome-
Light
(-)
Auxiliary
Output
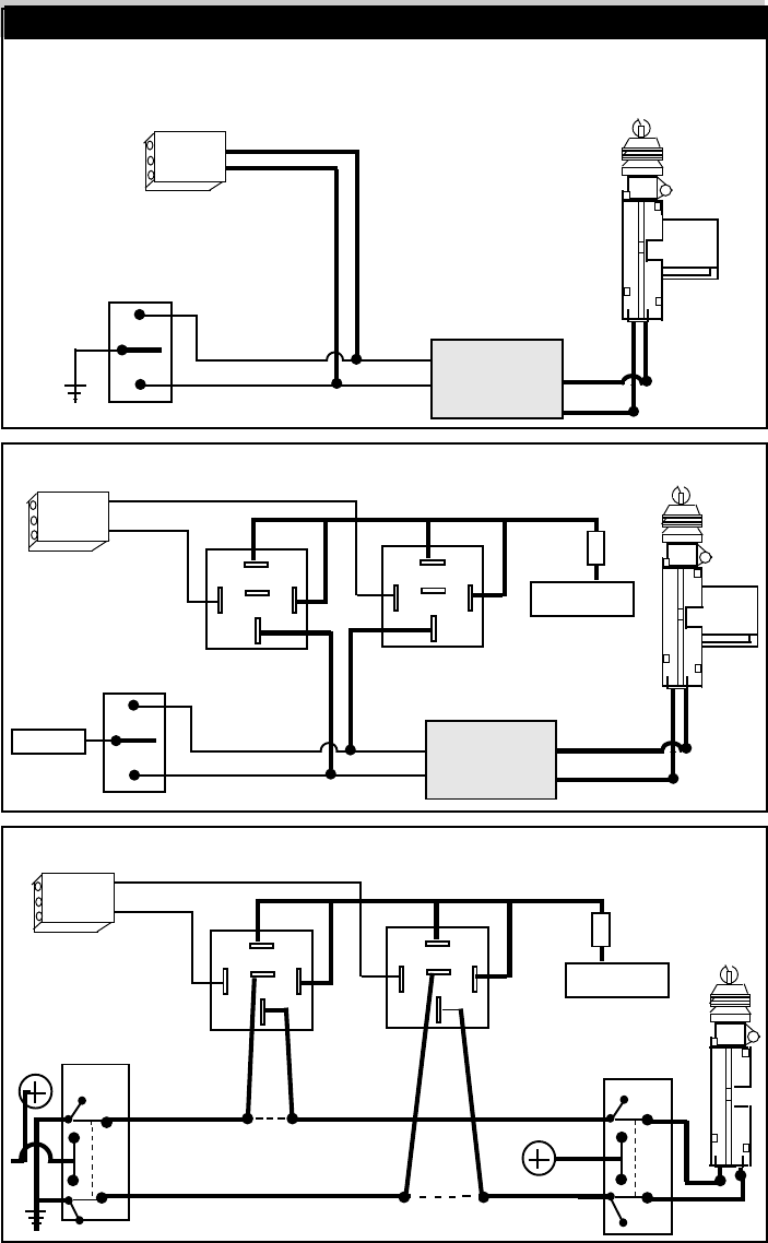
Page 13

Page 14
Door Locking Systems / Sistemas De Cierre
Negative Trigger System / Sistema Negativo:
Doorlock Switch
Ground
Vehicle's Doorlock
Relay Control Unit
Lock
Unlock
Lock wire /
Cable de cierre
Unlock wire/ Cable de Apertura
+
Doorlock
Actuators
5 Wire Reversal (Rest at ground): Cambio de Polaridad:
Positive Trigger System / Sistema Positivo:
Doorlock Switch
(+) 12 Volts
Vehicle's Doorlock
Relay Control Unit
Lock
Unlock
Lock wire /
Cable de cierre
Unlock wire/ Cable de Apertura
+
Doorlock
Actuators
(+)12 Volts
Unlock Unlock
Passenger
Doorlock Switch
Driver
Doorlock
Switch
- Lock wire "Switch" side.
-cable de Cierre, lado del switch
-Lock wire "Motor" side.
-cable de Cierre, lado Motor
Cut both Lock and
Unlock wires in car
- Unlock wire "Switch" side.
-cable de Apertura, lado del switch
Lock Lock
- Ground
- Unlock wire "Motor" side.
-cable de Apertura, lado Motor
Green
Blue
Fuse
30
87
87a
30
87
87a
Green
Blue
Lock Relay Unlock Relay
Fuse
30
87
87a
30
87
87a
Green
Blue
Lock Relay Unlock Relay
(+)12 Volts

9. Anti-Atraco A Través De La Ignición : (•D)
Si esta función programable esta encendida, el Anti-Atraco se activa cada vez
que se enciende la ignición del vehículo.
NOTA: MODO DE INMOVILIZADOR: Si la función programable (# 5) esta
encendida, al desactivar el modo de inmovilizador, presionando el botón Valet
con la ignición encendida, también se desactiva el Anti-Atraco por Ignición.
Activado = Presione el botón del «Cierre»: (1 tono de Sirena/Claxon)
Desactivado = Presione el botón de «Apertura»: (2 tonos de Sirena/Claxon)
10. Anti-Atraco A Través Del «Control Remoto» o «Puerta ABIERTA» (•D)
Si esta función esta encendida, el Anti-Atraco se activa usando el control
remoto, o cada vez que se Abre una puerta cuando la ignición esta encendida.
Activado = Presione el botón del «Cierre»: (1 tono de Sirena/Claxon)
Desactivado = Presione el botón de «Apertura»: (2 tonos de Sirena/Claxon)
11. Salida Para Luz De Cabina O Accesoria: (•Luz De Cabina)
Esta función permite escoger cuando se activa la salida del cable «Negro/Blanco
- ILUMINA LUZ DE LA CABINA (al Desarmar la alarma): Esta función activa la
salida (-) del cable «Negro/ con lista Blanca» cuando de Desarma la alarma para
iluminar la luz de la cabina del vehículo por 30 segundos.
- SUBIR VENTANAS (al Armar la alarma): Esta función activa la salida (-) del
cable «Negro/ con lista Blanca» por 30 segundos después de Armar la alarma,
para operar una accesoria como un modulo de subir las ventanas
Luz De La Cabina = Presione el botón del «Cierre»: (1 tono de Sirena/Claxon)
Accesoria = Presione el botón de «Apertura»: (2 tonos de Sirena/Claxon)
12. Salida Del Tercer Canal (cable Rosado): (•Con Control Remoto)
Esta función permite escoger como se activa la salida (-) del cable «Rosado».
- USANDO EL CONTROL REMOTO: Esta función activa la salida (-) del cable
«Rosado» cuando se presiona el botón pequeño “•••” del control remoto por 3
segundos. (salda máxima 30 segundos).
- AL ARMAR LA ALARMA: Esta función activa la salida (-) del cable «Rosado»
por 30 segundos después de Armar la alarma, para operar una accesoria como
un modulo de subir las ventanas
Con Control Remoto = Presione el botón del «Cierre»: (1 tono de Sirena/Clax)
Al Armar Alarma = Presione el botón de «Apertura»: (2 tonos de Sirena/Clax)
13. Cierre/Apertura De Los Seguros Al Encender/Apagar La Ignición: (•A)
Activado = Presione el botón del «Cierre»: (1 tono de Sirena/Claxon)
Desactivado = Presione el botón de «Apertura»: (2 tonos de Sirena/Claxon)
JUMPER EN EL COSTADO DEL CEREBRO DE LA ALARMA:
Pulso Para Abrir y Cerrar Los Seguros : ( • .8 segundo / 4 segundos)
.8 segundo = Jumper Puesto 4 segundos = Sin Jumper
Pagina 12 E

2. Armado Automático: (•A)
Activado = Presione el botón del «Cierre»: (1 tono de Sirena/Claxon)
Desactivado = Presione el botón de «Apertura»: (2 tonos de Sirena/Claxon)
3. Cierre De Los Seguros Eléctricos Al Armarse La Alarma: (•A)
Cierre Activado = Presione el botón del «Cierre»: (1 tono de Sirena/Claxon)
Cierre Desactivado = Presione el botón de «Apertura»: (2 tonos de Sirena/Clax).
4. Pulso Doble Para Abrir Los Seguros : ( • 1 pulse / 2 pulsos)
2 pulsos = Presione el botón del «Cierre»: (1 tono de Sirena/Claxon)
1 pulso = Presione el botón de «Apertura»: (2 tonos de Sirena/Claxon)
5. Modo De Inmovilizador: (•D)
- Si esta función programable esta encendida, el corte de ignición se mantiene
activado después del Desarme. Para poder encender el auto es necesario primero
encender la ignición del auto, entonces presionar el botón Valet.
Para poder encender el auto: Desarme la alarma, y enciende la ignición del
auto. Entonces presione el botón de Valet.
Modo Activado = Presione el botón del «Cierre»: (1 tono de Sirena/Claxon)
Modo Desactivado = Presione el botón de «Apertura»: (2 tonos de Sirena/Clax)
6. Sirena y Claxon o Solo Claxon: (•Sirena y Claxon)
Esta función permite programar el cable Café/Blanco a sonar el claxon en
conjunto al cable Café operar la Sirena, O TOMAR TODAS LA FUNCIONES
DE LA SIRENA PARA QUE NO HAGA FALTA INSTALAR SIRENA.
- SIRENA Y CLAXON: Esta función permite que el claxon suene en adición a la
sirena cuando la alarma es disparada por la zona de las puertas, maletero, o
ignición. El claxon no suena si la alarma es disparada por la zona del sensor, ni
hace tonos de confirmación.
- SOLO CLAXON: Si la opción de «Solo Claxon» se escoje, el claxon hace todas
las funciones de la sirena, en caso que no hay sirena instalada.
Sirena y Claxon = Presione el botón del «Cierre»: (1 tono de Sirena/Claxon)
Solo Claxon = Presione el botón de «Apertura»: (2 tonos de Sirena/Claxon)
7. Eliminación De la Zona Del Sensor Automática: (•D)
- Esta función automaticamente elimina la zona del sensor si el pre-aviso se ha
disparado 10 veces, o si la zona del sensor se ha disparado 5 veces.
Eliminación encendida = Presione el botón del «Cierre»: (1 tono de Sirena/Clax)
Eliminación apagada = Presione el botón de «Apertura»: (2 tonos de Sirena/C)
8. Confirmación De Zona Abierta Al Armar Con Control Remoto: (•D)
- Esta función elimina los 3 tonos de la sirena/claxon al Armar la alarma con el
control cuando hay una puerta abierta. Esto es para autos que mantienen la
luz de la cabina iluminada por después de haber cerrado las puertas.
Elimina los 3 tonos = Presione el botón del «Cierre»: (1 tono de Sirena/Claxon)
3 tonos activo = Presione el botón de «Apertura»: (2 tonos de Sirena/Clax).
Pagina 11 E

La alarma tiene 14 funciones que son prográmales a través del modo de progra-
mación. Estas funciones están listada en las próximas paginas.
Para entrar al modo de programación de funciones:
1) Encienda y Apague la ignición del auto.
2) Antes que pasen 7 segundos desde el momento que se apaga la
ignición, presione el botón de “Valet” 5 veces. La sirena emite un tono
3) Antes que pasen 10 segundos desde el momento de la entrada al
modo de programación, presione el botón de "Valet” un numero de
veces que corresponde al numero de la función por programar.
- La Sirena emite el mismo numero de tonos para confirmar cual función fue
escogida. Por ejemplo: Para cambiar la función #3, presiona el botón de
“Valet” 3 veces y la Sirena/Claxon emite 3 tonos.
4) Después de haber escogido la función por programar, presione el
botón del «Cierre» para encender la función o presiona el botón de
«Apertura» para apagar la función.
NOTA: Es posible “Encender” y “Apagar” y volver a “Encender” y “Apagar” la
función usando los botones de Cierre y Apertura en el control remoto.
5) Para programar otra función, repitan las líneas #3-4.
- Para escoger otra función es necessario volver a presionar el botón "Valet"
el numero de veces que corresponde al numero de la función por programar.
Ejemplo: Para programar la función #1, presiona el botón de “Valet" una vez y
la Sirena/Claxon emite 1 tono.
6) Si pasan 10 segundos sin entrada de programación o si se enciende
la ignición del vehículo, la alarma automaticamente sale del modo de
programación. La Sirena/Claxon confirma la salida.
• = Significa programación de fabrica.
1.Rearme Automático: (•A)
Activado = Presione el botón del «Cierre»: (1 tono de Sirena/Claxon)
Desactivado = Presione el botón de «Apertura»: (2 tonos de Sirena/Claxon)
- Permite que la alarma se Rearme automaticamente en caso que es desarma-
da, pero no se habré una puerta del auto.
Programación De Funciones
Pagina 10 E
Funciones Programables

La Alarma viene preparada para un sensor de doble zona con pre-alarma. La zona
del sensor vigila contra violaciones en general. Si el sensor detecta una violación
se dispara la alarma inmediatamente.
Zona De Pre-Alarma: La zona de Pre-Alarma vigila contra violaciones
pequeñas. Si la zona de Pre-alarma detecta una violación, la Sirena/Claxon
emite una serie de tonos por 2-segundos.
Para programar los controles remotos:
1) Enciende la ignición del auto.
2) Antes que pasen 7 segundos, presione el botón de “Valet” 5 veces
- La Sirena/Claxon emite un tono confirmando la entrada al modo.
3) Antes que pasen 10 segundos, presione un botón de cada control
remoto por programar:
- Se puede programar hasta 4 controles remotos.
- La Sirena/Claxon emite un tono cada vez que un control se ha programado.
4) La alarma sale del modo de programación al Apagar la ignición o si
pasan 10 segundos sin entrada de programación.
- La Sirena/Claxon confirma la salida del modo con 2 tonos largos.
NOTA: Se pueden programar 4 controles para operar la alarma. Cada vez que
un control se programa, todos los controles en la memoria se borran para su
seguridad. Es necessario programar todos los controles de una vez.
MODO DE INMOVILIZADOR: Si esta función programable (# 5) esta encendi-
da, es necesario desactivar el «modo de inmovilizador» antes de entrar al
modo de programación de controles remotos.
1. Enciende la ignición del vehículo.
2. Antes que pasen 10 segundos, presione el botón de Valet para desactivar el
modo de Inmovilizador, entonces
3. Presione el botón de “Valet” 5 veces para entrar al modo de programación.
PROTECCIÓN ATV: Por los primeros 90 segundos después de que se
encienda la ignición del auto la luz LED hace una serie de intermitencias,
separada por una pausa, que corresponden al numero de controles remotos
que están programado en la memoria de la alarma.
1 intermitencia /pausa = 1 control remoto programado.
2 intermitencias /pausa = 2 controles remotos programado.
3 intermitencias /pausa = 3 controles remotos programado.
4 intermitencias /pausa = 4 controles remotos programado.
Zona Del Sensor y Pre-Aviso
Pagina 9 E
Programación De Controles Remotos A La Alarma

Pagina 8E
Modo de Valet
Solo se puede entrar al modo de Valet cuando la alarma esta Desarmada:
En el modo de “Valet” todas las funciones de seguridad quedan apagadas y
solamente las funciones de conveniencia como la apertura y el cierre de los
seguros eléctricos funcionan. El modo de Valet esta diseñado para ocasiones
en el cual seria inconveniente que la alarma este operando, por ejemplo cuando
el vehículo este en el mecánico.
Para Entrar Al Modo De “Valet”: Con la alarma Desarmada,
presione el botón de Valet por 3 segundos con la ignición del
vehículo encendida o apagada.
- La luz LED se enciende fijamente y la sirena emite un tono para confirmar.
- Para recordarte que la alarma esta en Valet, la sirena emite un tono cada
vez que se apaga la ignición del auto.
Para Salir Del Modo De “Valet”: Presione el botón de Valet una
vez con la ignición del vehículo encendida o apagada.
- La luz LED se apaga y la sirena emite un tono largo para confirmar salida.
La luz LED tiene 3 funciones principales:
1) Muestra el “Estado” de la alarma:
- Intermitencia lenta = La alarma esta Armada.
- Intermitencia rápida (alarma Desarmada) = El procesó de Armado/
Rearme automático ha comenzado.
- LED Apagado = Alarma Desarmada sin Armado/Rearme automático.
- LED Fijo = La alarma esta en el modo de “Valet”.
2) Verifica cuantos controles están programado: (Protección “ATV”)
Por los primeros 90 segundos después de que se encienda la ignición , la
luz LED hace una serie de intermitencias que corresponden al numero de
controles remotos que están programado en la memoria de la alarma.
1 intermitencia /pausa = 1 control remoto programado.
2 intermitencias /pausa = 2 controles remotos programado.
3 intermitencias /pausa = 3 controles remotos programado.
4 intermitencias /pausa = 4 controles remotos programado.
3) Advierte que hubo un disparo y confirma cual zona fue violada:
Si ha habido un disparo, al Desarmar la alarma, la luz LED indica
exactamente cual zona fue violada hasta que se encienda la ignición.
2 intermitencias /pausa = La zona del Capo o Maletero fue violada.
3 intermitencias /pausa = La zona de las Puertas fue violada.
4 intermitencias /pausa = La zona del Sensor fue violada.
La Luz LED

La alarma viene equipada con 3 tipos de protección Anti-Atraco:
1) Anti-Atraco Por Control Remoto: (Función Programable #10)
Presione el botón Pequeño “•••” por 3 segundos, con la ignición encen-
dida.
2) Anti-Atraco a través de la ignición y una puerta Abierta: ( #10)
Si la función programable # 10 esta encendida, el Anti-Atraco se activa cada
vez que se Abre una puerta cuando la ignición del vehículo esta encendida.
3) Anti-Atraco a través de la ignición: (Función Programable #9)
Si la función programable # 9 esta encendida, el Anti-Atraco se activa cada vez
que se enciende la ignición del vehículo.
MODO DE INMOVILIZADOR: Si la función programable (# 5) esta encendida, al
desactivar el modo de inmovilizador, presionando el botón Valet con la ignición
encendida, también se desactiva el Anti-Atraco por Ignición.
Al comenzar la secuencia del Anti-Atraco, el usuario tiene 59 segundos para
presionar el botón de Valet para cancelar el Anti-Atraco.
Secuencia DEL Anti-Atraco:
- Por los primeros 20 segundos no hay advertencias.
- Entre 21-30 segundos la luz LED hace intermitencias lentas.
- Entre 31-45 segundos la luz LED hace intermitencias rapadas y la sirena
emite un tono cada 2 segundos.
- Entre 46-60 segundos la luz LED hace intermitencias rapadas y la sirena
emite un tono cada 1 segundo.
- Si no se ha cancelado la secuencia, a los 61 segundos se dispara el Anti-
Atraco.
Para desactivar el Anti-Atraco después de que fue disparado:
a) Apaga la ignición del vehículo.
b) Enciende la ignición del vehículo.
c) Antes que pasen 5 segundos, presione el botón de "Valet".
Pagina 7E
Entre 5
segundos Presione el
botón Valet
Anti- Atraco
3 Segundos

El canal auxiliar se puede usar para operar una función optional. Por ejem-
plo, abrir el maletero eléctrico, operar un modulo para arrancar el vehículo, o
para subir las ventanas.
Canal Auxiliar: Presione el botón Pequeño “••” por 3 segundos.
- Se Desarma la alarma al activar el canal Auxiliar.
- El canal auxiliar no se puede usar si la ignición del vehículo esta encendida.
El tercer canal auxiliar se puede usar para operar una función optional. Por
ejemplo, un modulo para arrancar el vehículo, o para subir las ventanas.
Tercer Canal Auxiliar: Presione el botón Pequeño “•••” por
3 segundos.
- El tercer canal auxiliar se puede programar (#12) a suplir una salida (-)
cuando esta armada la alarma para operar un modulo de subir ventanas.
El sistema de Anti-Atraco se puede activar usando el control remoto.
- El Anti-Atraco esta explicado por completo en la próxima pagina.
Anti-Atraco Por Control Remoto: Presione el botón Pequeño “•••”
por 3 segundos, con la ignición encendida. (función programable #10)
Pagina 6E
Canal Auxiliar
Anti-Atraco Por Control Remoto
Tercer Canal Auxiliar
3 Segundos
3 Segundos
OPERAR UN MODULO PARA CERRAR
LAS VENTANAS
OPERAR UN MODULO PARA
ARRANCAR EL VEHICULO
OPERAR UN MODULO PARA
ARRANCAR EL VEHICULO ABRIR EL MALETERO/BAUL
OPERAR UN MODULO PARA CERRAR
LAS VENTANAS
3 Segundos

Al entrar la alarma en el modo Armado, la Sirena/Claxon emite un tono, las
luces de estacionamiento hacen una intermitencia, los seguros eléctricos
cierran (si están conectados), el corte de arranque se activa, y la luz LED
comienza una intermitencia lenta. En este modo, si cualquiera zona detecta
una violación la alarma se dispara.
Un disparo consiste de lo siguiente:
- La Sirena/Claxon comienza a sonar para atraer atención.
- Las luces de estacionamiento comienzan una intermitencia.
CICLO DE DISPARO: El ciclo de disparo dura 30-segundos a no ser que
Desarmen la alarma usando un control remoto o el botón de Valet. Si todas
las zonas protegidas están seguras al final del ciclo, la alarma se reactiva y
continua vigilando contra otra violación. Si existe una zona abierta al final del
ciclo, la alarma inicia otro disparo. Después de 6 disparos consecutivos la
alarma elimina la zona abierta hasta que esa zona cierre. El resto de las
zonas se mantienen completamente protegidas. Al Desarmar la alarma
después de un disparo, la Sirena/Claxon emite 4 tonos, las luces de estacio-
namiento hacen 4 intermitencias, y la luz LED indica cual zona fue violada.
Pánico: Presione el botón de «Cierre» por 3 segundos.
Es posible desactivar temporalmente la zona del sensor. Todas las otras
zonas se mantienen completamente protegidas.
Eliminación Del Sensor:
1) Arma la alarma, Presione el botón de «Cierre» una vez.
2) Antes que pasen 2 segundos, Presione el botón “••”.
- La Sirena/Claxon emite un tono para confirmar la eliminación del sensor.
Modo Armado De La Alarma
Eliminación Del Sensor
Pánico
Entonces
1. 2.
LA SIRENA / CLAXON SUENA LAS LUCES DE
ESTACIONAMIENTO
HACEN
INTERMITENCIAS
3 Segundos
Pagina 5E

La alarma se puede Desarmar de 3 maneras:
1) Desarme usando control remoto: Presione el botón del «Apertura»
2) Desarme Silente: Presione el botón pequeño “••” 2 veces en
3 segundos.
Al Desarmar:
- La Sirena/Claxon emite dos tonos. / Cuatro tonos si ha sucedido un disparo.
- Las luces de estacionamiento hacen 2 intermitencias./ 4 con un Disparo.
- Los seguros eléctricos abren. (Si están conectados)
- El corte de arranque se desactiva.
- La luz LED comienza una intermitencia rápida para Rearme automático
hasta que se Rearma la alarma, o se habré una puerta del auto.
DESARME SEGURO DE 2 ESCALAS: Si la alarma esta disparada, presio-
nando cualquier botón del control remoto solo silencia la sirena, es necesarios
presionar el botón de «Apertura» una segunda vez.
MODO DE INMOVILIZADOR: Si esta función programable (# 5) esta encendida,
el corte se mantiene activado después del Desarme. Para poder encender el
auto, es necesario encender la ignición y presionar el botón de valet.
- Al desactivar el modo de Inmovilizador, se cancela el Anti-Atraco por ignición
Para poder encender el auto: Desarme la alarma, y enciende la ignición del
auto. Entonces presione el botón de valet.
Esta función permite Desarmar la alarma sin el uso del control remoto. Esta
función esta diseñada para ocasiones en el cual la alarma esta Armada o en
pleno disparo y el control remoto esta sin batería, roto, o perdido.
a) Enciende la ignición del vehículo con la llave.
b) Antes que pasen 10 segundos, presione el botón Valet
-La alarma se Desarma.
Pagina 4E
LAS LUCES DE
ESTACIONAMIENTO
HACEN
INTERMITENCIAS
LOS SEGUROS ELECTRICOS ABREN
(SI ESTAN CONECTADOS)
LA SIRENA / CLAXON
EMITE 2 TONOS
DE CONFIRMACION
LAS LUCES DE
ESTACIONAMIENTO
HACEN INTERMITENCIAS
LOS SEGUROS ELECTRICOS ABREN
(SI ESTAN CONECTADOS)
2 X
Desarme De Emergencia: (Desarme sin el control remoto)
Antes De 10
segundos
Presione el
botón Valet
Desarme De La Alarma

La alarma se puede Armar de 3 maneras:
1) Armado usando control remoto: Presione el botón de «Cierre».
2) Armado Silente: Presione el botón pequeño “••” 2 veces en
3 segundos.
Al Armar:
- La Sirena/Claxon emite un tono. / Tres tonos si una puerta esta abierta.
- Las luces de estacionamiento hacen una intermitencia.
- Los seguros eléctricos cierran. (Si están conectados)
- El corte de arranque se activa.
- La luz LED comienza una intermitencia lenta.
Nota: Si existe una zona abierta, la alarma automaticamente excluye la zona
hasta que la zona se “cierre”, el resto de las zonas se mantienen protegidas.
- La sirena emite 3 tonos para confirmar que una zona ha sido excluida.
3) Armado y Rearme Automático:
Esta función programable permite que la alarma se Arme Automaticamente.
- Al cerrar la ultima puerta después de haber apagado la ignición, la sirena
emite un tono y la luz LED comienza una intermitencia rápida por 30 seg.
Al fin de 30 segundos la alarma se Arma.
- La Sirena/Claxon emite un tono.
- Las luces de estacionamiento hacen una intermitencia.
- Los seguros eléctricos cierran (si están conectados y programados).
- El corte de arranque se activa.
- Y la luz LED comienza una intermitencia lenta para confirmar el Armado.
Nota: El Armado Automático no funciona si la ignición esta encendida o si
existe una zona abierta. Si se abre una puerta durante los 30-segundos antes
del armado automático, el procesó para y comienza al cerrar la puerta.
REARME (Programmable): En caso de un Desarme accidental, la alarma se
Rearme automaticamente si no se ha abierto una puerta del auto.
Pagina 3E
Armando La Alarma
LA SIRENA / CLAXON
EMITE UN TONO
DE CONFIRMACION LAS LUCES DE
ESTACIONAMIENTO
HACEN UNA
INTERMITENCIA
LOS SEGUROS ELECTRICOS CIERRAN
(SI ESTAN CONECTADOS)
LOS SEGUROS ELECTRICOS CIERRAN
(SI ESTAN CONECTADOS)
2 X
LAS LUCES DE
ESTACIONAMIENTO
HACEN UNA
INTERMITENCIA

Desarme De Emergencia:
Pánico: Presione el botón de «Cierre» por 3 segundos.
Eliminación Del Sensor:
1) Arma la alarma, Presione el botón de «Cierre» una vez.
2) Antes que pasen 2 segundos, Presione el botón pequeño “••”.
Canal Auxiliar: Presione el botón Pequeño “••” por 3 segundos.
Tercer Canal Auxiliar: Presione el botón Pequeño “•••” por
3 segundos.
Anti-Atraco Por Control Remoto: Presione el botón Pequeño “•••” por
3 segundos, con la ignición encendida. (función programable #10)
Pagina 2E
antes que pasen
10 segundos
Presione el botón
Valet
LA SIRENA / CLAXON SUENA
3 Segundos
Entonces
2.
1.
LAS LUCES DE
ESTACIONAMIENTO
HACEN
INTERMITENCIAS
3 Segundos
OPERAR UN MODULO PARA
ARRANCAR EL VEHICULO ABRIR EL MALETERO/BAUL
OPERAR UN MODULO PARA CERRAR
LAS VENTANAS
OPERAR UN MODULO PARA CERRAR
LAS VENTANAS
OPERAR UN MODULO PARA
ARRANCAR EL VEHICULO
3 Segundos
3 Segundos

Armado: Presione el botón de «Cierre» una vez.
Armado Silente: Presione el botón pequeño “••” 2 veces
en 3 segundos.
Desarme: Presione el botón de «Apertura» una vez.
Desarme Silente: Presione el botón pequeño “••” 2 veces
en 3 segundos.
GUIA DE REFERENCIA
2 X
2 X
Indice
Guía Para El Usuario
Armado De La Alarma ............... 3E
Desarme De La Alarma ............. 4E
Desarme De Emergencia .......... 4E
Modo Armado De La Alarma ..... 5E
Pánico ........................................ 5E
Eliminación Del Sensor .............. 5E
Canal Auxiliar ............................. 6E
Tercer Canal .............................. 6E
Anti-Atraco por Control Remoto ..6E
Anti-Atraco ................................. 7E
Modo De Valet ........................... 8E
Luz LED ..................................... 8E
Zona Del Sensor y Pre-Aviso ..... 9E
Guía De Instalación:
Programación De Controles Remotos ... 9E
Programación De Funciones ................ 10E
Funciones Programables ............ 10E - 12E
Diagrama ................................................. 13
Sistemas De Cierre ................................. 14
LA SIRENA / CLAXON
EMITE UN TONO
DE CONFIRMACION LAS LUCES DE
ESTACIONAMIENTO
HACEN UNA
INTERMITENCIA
LOS SEGUROS ELECTRICOS CIERRAN
(SI ESTAN CONECTADOS)
LA SIRENA / CLAXON
EMITE 2 TONOS
DE CONFIRMACION LAS LUCES DE
ESTACIONAMIENTO
HACEN 2
INTERMITENCIAS
LOS SEGUROS ELECTRICOS CIERRAN
(SI ESTAN CONECTADOS)
LAS LUCES DE
ESTACIONAMIENTO
HACEN UNA
INTERMITENCIA
LOS SEGUROS ELECTRICOS ABREN
(SI ESTAN CONECTADOS)
LAS LUCES DE
ESTACIONAMIENTO
HACEN 2
INTERMITENCIAS
LOS SEGUROS ELECTRICOS ABREN
(SI ESTAN CONECTADOS)
Pagina 1E