PAC GS3MTA Admin MT Reader GS3 OneProx User Manual GS3 MT Admin Reader
PAC International Limited Admin MT Reader GS3 OneProx GS3 MT Admin Reader
PAC >
User Manual

GS3-MT Admin Reader
Installation Guide
171004 v1.02 DRAFT 137 Jul 2013

2

GS3-MT Admin Reader
Installation Guide
GS3-MT Tischleser
Installationsanleitung
GS3-MT Lecteur de bureau
Guide d’installation
GS3-MT Lector de escritorio
Guía de instalación
GS3-MT Bordsläsare
Installationsanvisninar
GS3-MT Desktop lezer
Installatiehandleiding
GS3-MT Bordleser
Installasjonsguide
GS3-MT Lettore di amministrazione
Guida all’installazione
GS3-MT Admin Reader
Guia de Instalação
GS3-MT Hallintolukija
Asennusopas
3

Parts · Teile · Pièces · Piezas · Delar · Delen · Deler · Componenti ·
Componentes · Osat
Admin Reader Kit · Tischleser-Kit · Kit de lecteur de bureau · Kit de lector de escritorio ·
Bordsläsarsats · Desktop lezerset · Bordleser utstyr · Kit lettore di amministrazione ·
Admin Reader Kit · Hallintolukijapakkaus
P/N 909020115
×1×1×1×1×4×1
Admin Reader Kit with Line Driver · Tischleser-Kit mit Leitungstreiber · Kit de lecteur
de bureau et amplificateur de ligne · Kit de lector de escritorio e impulsor de línea ·
Bordsläsarsats med linjedrivare · Desktop lezerset met lijnbekrachtiger · Bordleser
utstyr med ledningsfører · Kit lettore di amministrazione con driver di linea · Admin
Reader Kit com controlador de linha · Hallintolukijapakkaus linja-ajurilla
×1×1×1×1×4
×1
×1
4

System Plan · Systemplanung · Plan du système · Planificación del
sistema · Systemplan · Systeemschema · Systemplan · Piano del
sistema · Plano do sistema · Järjestelmäkaavio
Line driver and external reader not for UL installations
Desktop reader · Tischleser · Lecteur de bureau · Lector de escritorio · Stationär
läsare · Desktop lezer · Bordleser · Lettore per desktop · Leitor de desktop ·
Pöytälukija
USB cable · USB kabel · Câble de USB · Cable del USB · USB-kabel · Kabel USB ·
USB kabel · Cavo USB · Cabo USB · USB-johto
Line driver · Leitungstreiber · Amplificateur de ligne · Impulsor de línea · Drivsteget ·
Drivsteget · Ledningsfører · Driver di linea · Controlador de linha · Linja-ajuri
PAC 512
External reader (not provided) · Externes Lesegerät (nicht mitgeliefert) · Lecteur
externe (non fourni) · Lector externo (no se suministra) · Extern läsare (medföljer
ej) · Externe sensor (niet bijgeleverd) · Ekstern leser (medfølger ikke) · Lettore esterno
(non fornito) · Leitor externo (não fornecido) · Ulkoinen lukija (ei toimitettu)
5

Connections · Anschlüsse · Connexions · Conexiones · Anslutningar ·
Aansluitingen · Tilkoplingar · Connessioni · Ligações · Liitännät
6

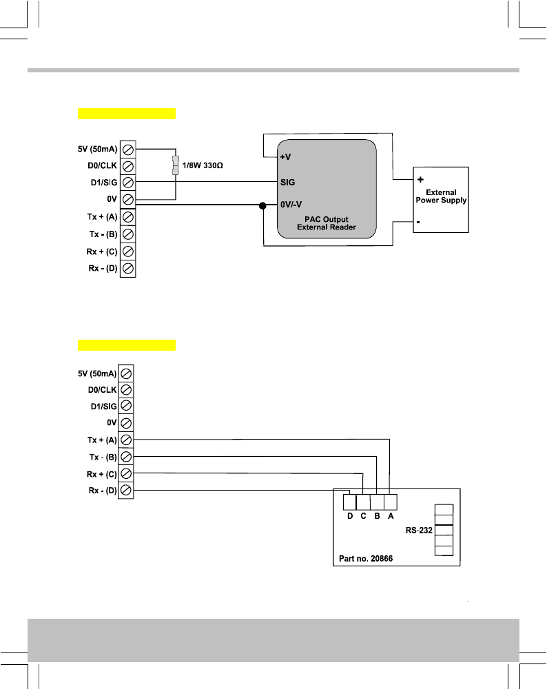
External Reader · Externes Lesegerät · Lecteur externe · Lector externo · Extern läsare ·
Externe sensor · Ekstern leser · Lettore esterno · Leitor externo · Ulkoinen lukija
Not for UL installations
Line Driver · Leitungstreiber · Amplificateur de ligne · Impulsor de línea · Linjedrivare ·
Lijnbekrachtiger · Ledningsfører · Driver di linea · Controlador de linha · Linja-ajuri
Not for UL installations
7

Output Format · Ausgabeformat · Format de Sortie · Formato de Salida ·
Utdataformat · Uitvoerformaat · Utdataformat · Formato uscita · Formato
de saída · Lähtömuoto
Output Format
Ausgabeformat
Format de sortie
Formato de Salida
Utdataformat
Uitvoerformaat
Utdataformat
Formato uscita
Formato de saída
Lähtömuoto
Card / Token
Karten / Token
Carte / Fiche
Tarjeta / Ficha
Kort / Nyckel
Kaart / Penning
Kort / Nøkkel
Scheda / Contrassegno
Cartão / Token
Kortti / Rahake
DIP
PAC
ON
1 2 3 4 5
PAC / KeyPAC
OneProx Smart Lite
Wiegand Prox
PAC 64
ON
1 2 3 4 5
PAC / KeyPAC
OneProx Smart
Wiegand Prox
8

Symbols · Symbole · Symboles · Símbolos · Symboler · Symbolen · Symboler · Simboli ·
Símbolos · Symbolit
Data from card · Daten von Karte · Les données de la carte · Los datos de tarjeta ·
Data från kortet · Gegevens van de kaart · Data fra kortet · Dati dalla scheda · Os
dados do cartão · Tiedot kortti
Padded or truncated data · Daten aufgefüllt oder abgeschnitten · Les données sont
complétées ou tronquées · Los datos se rellenan o se truncan · Data utfylls eller
trunkeras · Gegevens worden opgevuld of afgekapt · Data polstres eller avkortes ·
Dati sono imbottiti o troncati · Os dados são preenchidos ou truncados · Tiedot on
pehmustettu tai katkaistu
Processed data · Daten verarbeitet · Les données sont traitées · Los datos se
procesan · Data bearbetas · Gegevens worden verwerkt · Data behandles · Dati
sono trattati · Os dados são processados · Tiedot käsitellään
OPS processed data · Daten verarbeitet als OPS · Les données sont traitées comme
OPS · Los datos se procesan como OPS · Data bearbetas som OPS · Gegevens
worden als OPS verwerkt · Data behandles som OPS · Dati sono trattati come OPS ·
Os dados são processados como OPS · Tiedot käsitellään ja salaus puretaan
9

English
Introduction
The GS3-MT Admin Reader uses OneProx technology to allow PAC / KeyPAC tokens and cards
to be read by a PC.
If required, an external reader can be wired in to the screw terminals of the desktop reader
when the base cover is removed — see page 7.
The GS3-MT Admin Reader may also be supplied with a non-isolated RS-485 interface and line
driver for connection to a PAC 512 access controller. The line driver is plugged in to the RS-232
port of the PAC 512. Other PAC 512s can be connected to the first PAC 512 via RS-485
terminals to provide a direct channel — see page 7. For applications that require an isolated
RS-485 interface, the GS3-MT Admin Reader can be wired into an isolated RS-485 hub.
Notes
•Connecting to a client PC requires the USB device driver and the standalone OneProx
Admin tool, PAC SecureNet version 3.1 or higher or the iPAC web interface.
•When the USB device driver is installed it creates a new virtual COM port on the
PC. The client PC uses this port to connect to the Admin Reader.
•The +5V output is derived from the USB power line and is provided for reference.
No more than 50mA should be drawn from this or the USB power limit will come
into operation and the computer will shut down the USB port. This may require a
reboot of the PC before the reader will operate again.
•External readers require their own power supply and must be powered up before
the USB connection.
10
English

Installation
1. Ensure your product comes with the items indicated on page 4; if not please contact
your dealer.
2. Install the driver — see page 12.
3. If required, install the OneProx Admin tool — see page 13.
4. Set output format — see page 8.
5. If required, connect the external reader — see page 7.
6. If required, connect the line driver — see page 7.
7. Connect the reader to the PC — see page 6.
8. If required, configure PAC SecureNet — see page 14.
Tips
•For more information on using PAC SecureNet, see the PAC SecureNet help file.
•For more information on using the OneProx Admin tool, see the OneProx Admin help
file.
•Output format and reader configuration can be changed without disconnecting the
power supply. The reader automatically restarts with the new configuration.
11
English

Installing the Driver
1. Before connecting the desktop reader to the PC for the first time, insert the Desktop
Reader CD.
2. On the Desktop Reader CD, double-click on the file Setup.bat.
If you are using Windows Vista or later and the User Account Control dialog box appears,
choose the Yes button.
The Device Driver Installation Wizard dialog box is displayed.
3. Choose the Next button.
12
English

4. If you are using Windows XP, the Software Installation window is displayed. Choose the
Continue Anyway button.
If you are using Windows Vista or later, the Windows Security dialog box is displayed.
Choose the Install button.
5. The driver is installed. If the installation process requests any files, locate them on the CD
drive (e.g. D:) and choose the Retry button.
6. Wait while the software is installed.
7. Choose the Finish button.
8. Plug the desktop reader into a spare USB port.
Installing OneProx Admin
1. Insert the Admin Reader CD.
2. Browse to root of the Admin Reader CD.
3. Copy the OneProx Admin folder and all its contents to a suitable location on your PC.
13
English

Configuring PAC SecureNet
1. Stop and restart the PAC SecureNet services:
i. Double click the icon in the Windows taskbar. If you are using Windows Vista
or later and the User Account Control dialog box appears, choose the Yes button.
The PAC Service Manager window is displayed.
ii. Ensure that All Services is selected.
iii. Choose the Stop button and wait for all services to stop.
iv. Choose the Start button and wait for all services to start.
2. Log on to PAC SecureNet.
3. Choose Tools › Configure Peripherals and the Configure Peripherals window is displayed.
4. Select the virtual COM port, e.g. COM3, from the Communication Port drop-down list
and select the Click to test checkbox.
5. Present a key to the desktop reader and the keycode is displayed.
6. Choose the Close button.
14
English

Specification
CurrentPowerReader Range
250mA5V DCUp to 4.0″ / 100mm
Temperature
StorageOperating
-40°C — +66°C / -40°F — +151°F-40°C — +66°C / -40°F — +151°F
Humidity
Operating for 24 hours
Tested at 93% for ULC S319.10-85% RH @ 30±2°C / 85±4°F
Ingress Protection
IP65 after installation — evaluated by lab separate from UL. Installer must adequately seal any
connections made.
Dimensions
130mm × 88mm × 29mm
Weight
230g
15
English

Deutsch
Einführung
Der GS3-MT Tischleser nutzt OneProx Technik, damit PAC / KeyPAC Tokens und Karten von
einem PC gelesen werden können.
Bei Bedarf kann ein externes Lesegerät an die Schraubklemmen des Tischlesers angeschlossen
werden, wenn die Sockelabdeckung abgebaut wird — siehe Seite 7.
Der GS3-MT Tischleser kann auch mit eine nicht isolierte RS-485 Schnittstelle und einen
Leitungstreiber für den Anschluss an einen PAC 512 Zugangskontroller geliefert werden. Der
Leitungstreiber wird in den RS-232 Port des PAC 512 eingesteckt. Weitere PAC 512s können
über RS-485 Klemmen an den ersten PAC 512 angeschlossen werden, um einen direkten Kanal
bereitzustellen — siehe Seite 7. Für Anwendungen, für die eine isolierte RS-485 Schnittstelle
erforderlich ist, kann der GS3-MT Tischleser an einen isolierten RS-485 Hub angeschlossen
werden.
Hinweise
•Die Verbindung an einen Klient-PC erfordert den USB-Gerätetreiber und das
eigenständige OneProx Admin Werkzeug, PAC SecureNet Version 3.1 oder höheres
oder die iPAC-Webschnittstelle.
•Wenn der USB-Gerätetreiber installiert wird, erstellt es einen neuen virtuellen
COM-Port am PC. Der Klient-PC kommuniziert mit dem Administrationsleser über
diesen Port.
•Der +5-V-Ausgang stammt vom USB-Stromkabel und dient als Referenz. Von dort
dürfen nicht mehr als 50 mA gezogen werden, da sonst die USB-Strombegrenzung
wirksam wird und der Computer den USB-Port abschaltet. Dann funktioniert das
Lesegerät möglicherweise erst wieder nach einem Neustart des PC.
•Externe Lesegeräte benötigen eine eigene Stromversorgung und müssen vor dem
USB-Port eingeschaltet werden.
16
Deutsch

Installation
1. Überprüfen Sie, ob Ihr Produkt die Einzelteile angezeigt auf Seite 4; wenn nicht, wenden
Sie sich bitte an Ihren Händler.
2. Treiber installieren — siehe Seite 18.
3. Falls erforderlich, installieren Sie das OneProx Admin-Tool. — siehe Seite18.
4. Ausgabeformat einstellen — siehe Seite 8.
5. Falls erforderlich, schließen Sie den externen Leser an — siehe Seite7.
6. Falls erforderlich, schließen Sie den Linienantrieb an — siehe Seite7.
7. Schließen Sie den Leser am PC an — siehe Seite 6.
8. Falls erforderlich, führen Sie die Konfiguration des PAC SecureNet durch — siehe Seite
19.
Tipps
•Weitere Informationen zur Verwendung des PAC SecureNet finden Sie in der PAC
SecureNet Hilfedatei.
•Weitere Informationen zur Verwendung des OneProx Admin-Tools finden Sie in der
OneProx Admin-Hilfedatei.
•Das Ausgabeformat und die Leserkonfiguration können geändert werden, ohne die
Stromversorgung zu unterbrechen. Der Leser startet automatisch erneut mit der
neuen Konfiguration.
17
Deutsch

Installieren des Gerätetreibers
1. Vor dem Anschließen des Tischlesers an den PC, die Tischleser CD einlegen.
2. Auf der Desktop Reader CD, doppelklicken Sie auf der Datei Setup.bat.
Unter Windows Vista oder höher, wenn das Fenster Benutzerkontensteuerung angezeigt
wird, die Schaltfläche Ja wählen.
Das Device Driver Installation Wizard-Dialogfeld wird angezeigt.
3. Wählen Sie die Schaltfläche Next.
4. Wenn Sie Windows XP verwenden, wird das Fenster Software-Installation angezeigt. Auf
die Schaltfläche Trotzdem fortfahren klicken.
Wenn Sie Windows Vista oder höher verwenden, wird das Fenster Windows-Sicherheit
angezeigt. Auf die Schaltfläche Installieren klicken.
5. Der Treiber ist installiert. Alle angeforderten Dateien können auf dem CD-Laufwerk (z.B.
D:) gefunden werden, dann auf die Schaltfläche Erneut versuchen klicken.
6. Warten, während die Software installiert wird.
7. Auf Finish klicken.
8. Das Tischlesegerät in einen freien USB-Port einstecken.
Installieren von OneProx Admin
1. Legen Sie die Admin-Reader-CD ein.
2. Gehen Sie ins Stammverzeichnis der Admin-Reader-CD.
3. Kopieren Sie den OneProx Admin-Ordner und seinen gesamten Inhalt an eine geeignete
Stelle Ihres PCs.
18
Deutsch

Konfigurieren von PAC SecureNet
1. Die PAC SecureNet Engines Beenden und neu starten:
i. In der Windows Taskleiste auf das Symbol doppelklicken. Unter Windows Vista
oder höher, wenn das Fenster Benutzerkontensteuerung angezeigt wird, die
Schaltfläche Ja wählen.
Das Fenster PAC Service Manager wird angezeigt.
ii. Sicherstellen, dass Alle Dienste gewählt ist.
iii. Auf Stopp klicken und warten, bis alle Engines beendet wurden.
iv. Auf Start klicken und warten, bis alle Engines gestartet wurden.
2. Bei PAC SecureNet anmelden.
3. Extras › Peripheriegeräte konfigurieren wählen und das Fenster Peripheriegeräte
konfigurieren wird angezeigt.
4. Den virtuellen COM-Port, z.B. COM3, aus der Drop-Down-Liste Kommunikations-Port
wählen und das Kontrollkästchen Zum Testen klicken aktivieren.
5. Dem Tischlesegerät einen Schlüssel vorlegen und der Schlüsselcode wird angezeigt.
6. Auf die Schaltfläche Schließen klicken.
19
Deutsch

Spezifikation
StromSpannungLeserbereich
250mA5V DCBis 100 mm
Temperatur
LagerungBetrieb
-40°C — +66°C-40°C — +66°C
Feuchtigkeit
Betrieb für 24 Stunden
Geprüft bei 93% für ULC S31910-85% RH @ 30±2°C / 85±4°F
Eindringschutz
IP65-Norm, komplett vergossen. Errichter müssen alle neuen Verbindungen ebenfalls versiegeln.
Ausmaße
130mm × 88mm × 29mm
Weight
230g
20
Deutsch

Français
Introduction
Le lecteur de bureau GS3-MT utilise la technologie OneProx pour permettre la lecture des cartes
et des jetons PAC et KeyPAC sur un PC.
Si nécessaire, un lecteur externe peut être raccordé aux bornes à vis du lecteur de bureau quand
la protection de base est retirée — voir page 7.
Le lecteur de bureau GS3-MT peut également comprendre une interface RS-485 non-isolée et
un amplificateur de ligne pour la connexion à un contrôleur d’accès PAC 512. L’amplificateur
de ligne est branché dans le port RS-232 du PAC 512. D’autres PAC 512 peuvent être connectés
au premier PAC 512 via des bornes RS-485 pour fournir un canal direct — voir page 7. Pour
les applications qui nécessitent une interface RS-485 isolée, le PAC 572 peut être raccordé
dans un hub RS-485 isolé.
Remarques
•Connexion à un PC client nécessite le pilote de périphérique USB et l’outil autonome
OneProx Admin, PAC SecureNet version 3.1 ou supérieure ou l’interface web iPAC.
•Lorsque le pilote de périphérique USB est installé, il crée un nouveau port COM
virtuel sur le PC. Le PC client utilise ce port pour connecter au lecteur
d’administration.
•La sortie +5V est dérivée de la ligne de transmission USB et est fournie en tant
que référence. Pas plus de 50 mA ne devrait en être tiré sinon la limite de puissance
de l’USB va entrée en action et l’ordinateur fermera le port USB. Cela pourra
nécessiter un redémarrage du PC avant que le lecteur ne puisse fonctionner à
nouveau.
•Les lecteurs externes requièrent leur propre alimentation électrique et doivent être
allumés avant de faire la connexion USB.
21
Français

Installation
1. Vérifier que votre produit contient toutes les articles indiqués à la page 4. En cas de
pièce manquante, contacter votre distributeur.
2. Installez le pilote de périphérique — voir page 23.
3. Si nécessaire, installez l’outil OneProx Admin — voir page 23.
4. Sélectionner le format de sortie — voir page 8.
5. Si nécessaire, branchez le lecteur externe — voir page 7.
6. Si nécessaire, branchez l’amplificateur de ligne — voir page 7.
7. Branchez le lecteur au PC — voir page 6.
8. Si nécessaire, configurez PAC SecureNet — voir page 24.
Conseils
•Pour plus d’informations sur PAC SecureNet, voir le fichier d’aide de PAC SecureNet.
•Pour plus d’informations sur l’outil OneProx Admin, voir le fichier d’aide de OneProx
Admin.
•Le format de sortie et la programmation du lecteur peuvent être modifiés sans
couper l’alimentation. Le lecteur redémarre automatiquement avec la nouvelle
programmation.
22
Français

Installation du pilote de périphérique
1. Avant le branchement du lecteur de bureau au PC, insérez le CD Lecteur de bureau.
2. Sur le CD Lecteur de bureau, double-cliquez sur le fichier Setup.bat.
Dans Windows Vista ou version plus, si la fenêtre Contrôle de compte d’utilisateur apparaît,
sélectionnez Oui.
Le boîte de dialogue Device Driver Installation Wizard s’affiche.
3. Sélectionnez le bouton Next.
4. Si vous utilisez Windows XP, la fenêtre Installation de logiciel s’affiche. Sélectionnez le
bouton Continuer dans tous les cas.
Si vous utilisez Windows Vista ou version plus, la fenêtre Sécurité de Windows s’affiche.
Sélectionnez le bouton Installer.
5. Le pilote est installé. Tous les fichiers demandés peuvent être trouvés sur l’unité de disque
CD (par ex. D:) et le bouton Essayer à nouveau peut être sélectionné.
6. Attendez la fin de l’installation du logiciel.
7. Sélectionnez le bouton Finish.
8. Branchez le lecteur de bureau dans un port USB libre.
Installation de OneProx Admin
1. Insérez le CD Lecteur de bureau.
2. Naviguer jusqu’à la racine du CD Admin Reader.
3. Copier le dossier OneProx Admin et tout ce qu’il contient, dans un emplacement convenable
sur votre ordinateur.
23
Français

Configuration de PAC SecureNet
1. Arrêtez et redémarrez PAC SecureNet Engines:
i. Double-cliquez sur l’icône dans la barre des tâches de Windows. Dans Windows
Vista ou version plus, si la fenêtre Contrôle de compte d’utilisateur apparaît,
sélectionnez Oui.
La fenêtre de PAC Service Manager s’affiche.
ii. Assurez-vous que Tous les Services soit sélectionné.
iii. Sélectionnez le bouton Stop et attendez l’arrêt de tous les moteurs.
iv. Sélectionnez le bouton Démarrage et attendez que tous les moteurs démarrent.
2. Connectez-vous dans PAC SecureNet.
3. Sélectionnez Outils › Configuration de périphériques. La fenêtre Configuration de
périphériques s’affiche.
4. Sélectionnez le port COM virtuel, par exemple COM3, de la liste déroulante Port de
Communication et sélectionnez la case à cocher Cliquez pour tester.
5. Présentez une clé au lecteur de bureau, le code de la clé s’affichera.
6. Sélectionnez le bouton Fermer.
24
Français

Spécification
CourantAlimentationPortée du lecteur
250mA5V DCJusqu’à 100mm
Température
RangementEn opération
-40°C — +66°C-40°C — +66°C
Humidité
En opération pendant 24 heures
Testé à 93% pour l’ULC S319.10-85% RH @ 30±2°C / 85±4°F
Protection contre l’entrée
IP65 après l’installation. Toutes connexions doivent être étanches par l’installateur.
Dimensions
130mm × 88mm × 29mm
Weight
230g
25
Français

Español
Introducción
El lector de escritorio GS3-MT utiliza tecnología OneProx para permitir que un PC lea fichas y
tarjetas PAC y KeyPAC.
Si se requiriese, se puede conectar un lector externo a los bornes de tornillo del lector de
escritorio retirando la cubierta de la base — ver página 7.
El lector de escritorio GS3-MT puede incorporar también una interfaz de línea RS-485 sin aislar
y un impulsor de línea para conectar a un controlador de acceso PAC 512. El impulsor de línea
se enchufa en el puerto RS-232 del PAC 512. Se pueden conectar otros PAC 512 al primer
PAC 512 a través de los terminales RS-485 para proporcionar un canal directo — ver página
7. Para aplicaciones que requieren una interfaz RS-485 aislada, el lector de escritorio GS3-MT
se puede conectar a un concentrador RS-485 aislado.
Notas
•La conexión con una PC del cliente requiere el controlador de dispositivo USB y la
herramienta independiente OneProx Admin, PAC SecureNet versión 3.1 o más alto,
o la interfaz web de iPAC.
•Cuando el controlador de dispositivo está instalado, se crea un nuevo puerto COM
virtual en el PC. El PC del cliente utiliza este puerto para conectar con el lector de
administración.
•La salida de +5 V se deriva de la línea de potencia del USB y se provee a modo de
referencia. No se deberán sacar más de 50 mA de esta línea o si no entrará en
funcionamiento el limitador de potencia del USB y el ordenador desactivará el puerto
USB. Esto podría requerir un reinicio del PC antes de que se pueda volver a operar
el lector.
•Los lectores externos requieren su propio suministro de alimentación y se deben
energizar antes de la conexión USB.
26
Español

Instalación
1. Asegure que el producto se suministra con los artículos indicados en la página 4; en caso
contrario, rogamos que se ponga en contacto con el vendedor.
2. Instale el controlador de dispositivo — véase la página 28.
3. Si es necesario, instale la herramienta OneProx Admin — véase la página 28.
4. Establecer formato de salida — ver página 8.
5. Si es necesario, conecte el lector externo — véase la página 7.
6. Si es necesario, conecte el impulsor de línea — véase la página 7.
7. Conecte el lector al PC — véase la página 6.
8. Si es necesario, configure PAC SecureNet — véase la página 29.
Consejos
•Para obtener más información sobre PAC SecureNet, véase el archivo de ayuda de
PAC SecureNet.
•Para obtener más información sobre la herramienta OneProx Admin, véase el archivo
de ayuda de OneProx Admin.
•El formato de salida y la configuración de lector pueden ser cambiado sin
desconectar la fuente de alimentación. El lector se reinicia automáticamente con la
nueva configuración.
27
Español

Instalación del controlador de dispositivo
1. Antes de conectar el Lector de escritorio al PC, inserte el CD de Lector de escritorio.
2. En el CD de Lector de escritorio, haga clic doble en el archivo Setup.bat.
Si utiliza Windows Vista o posterior y se visualice la ventana Control de cuentas de usuario,
seleccione el botón de Sí.
El cuadro de diálogo Device Driver Installation Wizard se mostrará.
3. Seleccione el botón de Next.
4. Si utiliza Windows XP, se visualice la ventana de Instalación de software. Seleccione el
botón de Continuar de cualquier modo.
Si utiliza Windows Vista o posterior, se visualice la ventana Seguridad de Windows.
Seleccione el botón de Instalar.
5. El controlador está instalado. Todos los archivos requeridos se pueden hallar en la unidad
de CD (p. ej., D:) y se puede seleccionar el botón de Reintentar.
6. Aguarde mientras se instala el software.
7. Seleccione el botón de Finish.
8. Enchufe el Lector de escritorio en un puerto USB libre.
Instalación de OneProx Admin
1. Inserte el CD de Lector de escritorio.
2. Busque en la carpeta raíz del CD de Admin Reader.
3. Copie la carpeta OneProx Admin y todo su contenido en una ubicación apropiada de su
ordenador.
28
Español

Configuración de PAC SecureNet
1. Detenga y reinicie los motones de PAC SecureNet:
i. Haga clic doble en el icono de la barra de tareas de Windows. Si utiliza Windows
Vista o posterior y se visualice la ventana Control de cuentas de usuario, seleccione
el botón de Sí.
Se visualizará la ventana del Administrador de servicio de PAC.
ii. Asegure que esté seleccionado Todos los servicios.
iii. Seleccione el botón de Parada y espere a que se detengan todos los motores.
iv. Seleccione el botón de Inicio y espere a que se inicien todos los motores.
2. Inicie sesión en PAC SecureNet.
3. Seleccione Herramientas › Configurar periféricos y se visualizará la ventana de
Configurar periféricos.
4. Seleccione el puerto COM virtual, p. e.j., COM3, en la lista desplegable de Puerto de
comunicación y seleccione la casilla de Hacer clic para probar.
5. Muestre una clave al lector de escritorio y se visualizará el código de clave.
6. Seleccione el botón de Cerrar.
29
Español

Especificaciones
CorrienteAlimentaciónRango del lector
250mA5V DCHasta 100mm
Temperatura
AlmacenamientoOperando
-40°C — +66°C-40°C — +66°C
Humedad
Operando para 24 horas
Testado al 93 % según ULC S319.10-85% RH @ 30±2°C / 85±4°F
Protección de Acceso
Hermetizar para IP65 después de la instalación. El instalador debe hermetizar y proteger cualquier
conexión que se haga.
Dimensiones
130mm × 88mm × 29mm
Weight
230g
30
Español

Svensk
Introduktion
GS3-MT bordsläsaren innehåller OneProx-teknologi som medger att PAC / KeyPAC-nycklar och
-kort kan läsas på en dator.
En extern läsare kan vid behov kopplas till bordsläsarens skruvklämmor efter att skyddet har
tagits bort — se sidan 7.
GS3-MT bordsläsaren kan även levereras med ett icke-isolerad RS-485-gränssnitt och en
linjedrivare för anslutning till en PAC 512-accesstyrenhet. Linjedrivaren ansluts till RS-232-porten
på PAC 512. Andra PAC 512 kan anslutas till den första PAC 512 via RS-485-uttagen så att
en direkt kanal upprättas — se sidan 7. Om programmen kräver ett isolerat RS-485-gränssnitt,
kan GS3-MT bordsläsaren kopplas till ett isolerat RS-485-nav.
Anmärkningar
•Att förbinda till en beställare PC kräver USB-enhetsdrivrutinen och det fristående
OneProx Admin verktyget, PAC SecureNet version 3.1 eller högre eller
iPAC-webbgränssnittet.
•När USB-enhetsdrivrutinen är installerad, skapas en ny virtuell COM-port på datorn.
Klientdatorn använder denna port för att ansluta till bordsläsaren.
•Spänningen +5V härstammar från USB-kraftnätet och anges som referens. Inte
mer än 50mA av detta bör brukas, eftersom USB-kraftbegränsningar då träder i
kraft och datorn inaktiverar USB-porten. Datorn måste eventuellt startas om för
att läsaren ska fungera igen.
•Extrena läsare kräver egna kraftkällor och måste startas innan USB-anslutningen
sker.
31
Svensk

Installation
1. Kontrollera att din produkt åtföljs artikeln antyd på sida 4. Kontakta din återförsäljare
om inte.
2. Installera drivrutinen — se sidan 33.
3. Om det behövs installerar du OneProx Admin — se sidan 33.
4. Ställ in utdataformat — se sidan 8.
5. Om det behövs ansluter du den externa läsaren — se sidan 7.
6. Om det behövs ansluter du linjedrivaren — se sidan 7.
7. Anslut läsaren till datorn — se sidan 6.
8. Om det behövs konfigurerar du PAC SecureNet — se sidan 34.
Tips
•För mer information om hur du använder PAC SecureNet, se hjälpfilen för PAC
SecureNet.
•För mer information om hur du använder OneProx Admin, se hjälpfilen för OneProx
Admin.
•Utdataformat och läsarkonfigurering kan ändras utan att koppla bort
strömförsörjningen. Läsaren startas om automatiskt med den nya konfigureringen.
32
Svensk

Installation av enhetsdrivrutinen
1. Sätt in bordsläsarens CD-skiva innan du ansluter bordsläsaren till datorn för första gången.
2. På bordsläsarens CD-skivan, dubbelklicka på filen Setup.bat.
Om du använder Windows Vista eller senare och fönstret Användarkontokontroll visas,
välj knappen Ja.
Device Driver Installation Wizard dialogrutan visas.
3. Välj knappen Next.
4. Om du använder Windows XP, fönstret Installation av ny programvara visas. Välj knappen
Fortsätt ändå.
Om du använder Windows Vista eller senare, fönstret Windows-säkerhet visas. Välj knappen
Installera.
5. Drivrutinen är installerad. Alla filer som efterfrågas kan lokaliseras på CD-enheten (t. ex.
D:) och knappen Försök igen kan väljas.
6. Vänta tills programvaran installeras.
7. Välj knappen Finish.
8. Anslut bordsläsaren till en ledig USB-port.
Installation av OneProx Admin
1. Lägg i Admin Reader cd:n.
2. Hitta roten på Admin Reader cd:n.
3. Kopiera mappen för OneProx Admin och hela mappinnehållet till en passande plats på
din dator.
33
Svensk

Konfigurering av PAC SecureNet
1. Stoppa och starta om PAC SecureNet-motorerna:
i. Dubbelklicka på ikonen i Windows aktivitetsfält. Om du använder Windows
Vista eller senare och fönstret Användarkontokontroll visas, välj knappen Ja.
Fönstret PAC-tjänstehanterare visas.
ii. Kontrollera att Alla tjänster är valt.
iii. Tryck på Stopp-knappen och vänta tills motorerna stoppar.
iv. Tryck på Start-knappen och vänta tills motorerna startar.
2. Logga in på PAC SecureNet.
3. Välj Verktyg › Konfigurera kringutrustning för att visa fönstret Konfigurera
kringutrustning.
4. Välj den virtuella COM-port, t.ex. COM3, på nedrullningslistan Kommunikationsport och
markera kryssrutan Klicka för att testa.
5. Presentera en nyckel för bordsläsaren för att visa nyckelkoden.
6. Tryck på knappen Stäng.
34
Svensk

Specifikation
StrömSpänningLäsområde
250mA5V DCUpp mot 100 mm
Temperatur
LagringDrift
-40°C — +66°C-40°C — +66°C
Luftfuktighet
Körs i 24 timmar
Testad vid 93 % för ULC S319.10-85% RH @ 30±2°C / 85±4°F
Kapsling
IP65 efter installation. Installatör måste täta samtliga genomföringar.
Mått
130mm × 88mm × 29mm
Weight
230g
35
Svensk

Nederlands
Inleiding
De GS3-MT desktop lezer gebruikt technologie van OneProx om PAC / KeyPAC penningen en
passen te laten lezen door een pc.
Indien gewenst kan er een externe sensor op de schroefverbindingen van de desktop lezer
aangesloten worden als het onderdeksel afgenomen is — zie pagina 7.
De GS3-MT kan ook worden geleverd een niet geïsoleerde RS-485 interface en lijnbekrachtiger
voor aansluiting op een PAC 512 toegangscontroller. De lijnbekrachtiger wordt aangesloten
via de RS-232 poort van de PAC 512. Het is mogelijk om andere PAC 512’s op de eerste PAC
512 aan te sluiten via RS-485 verbindingen om een direct kanaal te vormen — zie pagina 7.
Bij toepassingen waarvoor een geïsoleerde RS-485 interface nodig is, kan de GS3-MT desktop
lezer op een geïsoleerde RS-485 hub aangesloten worden.
Opmerkingen
•Het verbinden met een cliënt-PC vereist het USB-stuurprogramma en het zelfstandige
OneProx Admin hulpprogramma, PAC SecureNet versie 3.1 of hoger of de
iPAC-webinterface.
•Als het USB-stuurprogramma is geïnstalleerd, creëert het een nieuwe virtuele
COM-poort van de pc. De client-pc gebruikt deze poort voor communicatie met de
desktopsensor.
•De vermogensafgifte van +5 V heeft betrekking op de USB-stroomkabel en wordt
ter referentie gegeven. Hier mag niet meer dan 50 mA van afgenomen worden omdat
anders de stroomlimiet van de USB overschreden wordt en de computer de USB-poort
afsluit. De pc moet dan wellicht opnieuw opgestart worden voordat de sensor weer
werkt.
•Externe sensors hebben een aparte voedingsbron nodig en moeten vóór de
USB-verbinding ingeschakeld worden.
36
Nederlands

Installatie
1. Controleer of met het product de punten die op pagina 4 worden vermeld. Indien dit niet
het geval is, neem dan contact op met de leverancier.
2. Installeer de driver — zie pagina 38.
3. Indien nodig, installeert u het OneProx Admin tool — zie pagina 38.
4. Stel outputformaat in — zie pagina 8.
5. Indien nodig, verbindt u de externe lezer — zie pagina 7.
6. Indien nodig, verbindt u de lijndriver — zie pagina 7.
7. Verbind de lezer met de pc — zie pagina 6.
8. Indien nodig, configureert u PAC SecureNet — zie pagina 39.
Tips
•Voor meer informatie over het gebruik van PAC SecureNet, raadpleegt u het PAC
SecureNet hulpbestand.
•Voor meer informatie over het gebruik van de OneProx Admin tool, zie het OneProx
Admin hulpbestand.
•Outputformaat en lezerconfiguratie kunnen worden gewijzigd zonder de stroom te
onderbreken. De lezer start automatisch opnieuw op met de nieuwe configuratie.
37
Nederlands

Installeren van het stuurprogramma
1. Alvorens de desktopsensor op de pc aan te sluiten, dient u de CD-ROM te plaatsen.
2. Op de CD-ROM, dubbelklik op het bestand Setup.bat.
Bij Windows Vista of later, als het venster Gebruikersaccountbeheer verschijnt, selecteer
de knop Ja.
De Device Driver Installation Wizard dialoogvenster verschijnt.
3. Selecteer de knop Next.
4. Als u Windows XP gebruikt, het venster Software installeren verschijnt. Selecteer de knop
Toch doorgaan.
Als u Windows Vista of later gebruikt, het venster Windows-beveiliging verschijnt. Selecteer
de knop Installeren.
5. De driver is geïnstalleerd. Eventuele bestanden waar om wordt gevraagd staan in het
cd-rom-station (bijv. D:) en selecteer de knop Nogmaals proberen.
6. Wacht tot de software geïnstalleerd is.
7. Selecteer de knop Finish.
8. Sluit de desktopsensor aan op een lege USB-poort.
Installeren van OneProx Admin
1. Voer de Admin Reader cd in.
2. Blader naar het mastersegment van de Admin Lezer.
3. Kopieer de OneProx Admin folder en alle inhoud naar een geschikte locatie op uw pc.
38
Nederlands

Configureren van PAC SecureNet
1. Stop en herstart de PAC SecureNet engines:
i. Dubbelklik op het pictogram op de Windows-werkbalk. Bij Windows Vista of
later, als het venster Gebruikersaccountbeheer verschijnt, selecteer de knop Ja.
Het venster PAC Dienstenmanager verschijnt.
ii. Controleer of Alle diensten geselecteerd is.
iii. Selecteer de knop Stoppen en wacht tot alle engines gestopt zijn.
iv. Selecteer de knop Starten en wacht tot alle engines gestart zijn.
2. Meld u aan bij PAC SecureNet.
3. Selecteer Extra › Randapparatuur configureren. Het venster Randapparatuur configureren
verschijnt.
4. Selecteer de virtuele COM-poort, b.v. COM3, op de afrollijst Communicatiepoort en vink
het selectievakje Klikken om te testen aan.
5. Houd een sleutel voor de desktopsensor. De sleutelcode verschijnt.
6. Selecteer de knop Sluiten.
39
Nederlands

Specificaties
StroomSpanningLezerbereik
250mA5V DCTot 100mm
Temperatuur
OpslagBereik
-40°C — +66°C-40°C — +66°C
Vochtigheid
Werkt 24 uur
Getest aan 93% voor ULC S319.10-85% RH @ 30±2°C / 85±4°F
Stofbescherming
Geseald conform IP65. De installateur dient zorg te dragen voor een correcte waterdichte
afdichting van de bekabeling na installatie.
Afmetingen
130mm × 88mm × 29mm
Weight
230g
40
Nederlands

Norsk
Introduksjon
GS3-MT bordleseren bruker OneProx-teknologi for å tillate nøkler og kort av typen PAC / KeyPAC
å bli lest av en PC.
Hvis det trengs kan en ekstern leser kobles til skrueterminalene til bordleseren når underdekselet
er fjernet — se side 7.
GS3-MT bordleseren kan leveres med et ikke-isolert RS-485-grensesnitt og -linjedriver for
tilkobling til en PAC 512-adgangsstyreenhet. Linjedriveren er koblet inn i RS-232-porten på
PAC 512. Andre PAC 512-er kan kobles til den første PAC 512 via RS-485-terminaler for å
danne en direkte kanal — se side 7. For programvare som trenger et isolert RS-485-grensesnitt
kan GS3-MT bordleseren kobles til et isolert RS-485-koblingspunkt.
Merknader
•Kople til en klient PC krever USB-enhetsdriveren og den frittstående OneProx Admin
verktøyet, PAC SecureNet versjon 3.1 eller høyere eller iPAC-webgrensesnittet.
•Når USB-enhetsdriveren er installert, skaper det en ny virtuell COM-port på PCen.
Klient-PC bruker denne porten for å koble til bordleseren.
•+5V-utgangen er til USB-strømledningen og er gitt for referanse. Ikke trekk mer
enn 50 mA fra denne, da vil USB-strømgrensen nås og datamaskinen vil stenge
USB-porten. Dette kan kreve en omstart av PC-en før leseren vil fungere igjen.
•Eksterne lesere krever egen krafttilførsel og må slås på før USB-anslutningen.
41
Norsk

Installasjon
1. Forsikre deg om at produktet leveres med delene angitt på side 4. Kontakt forhandleren
hvis det ikke er tilfellet.
2. Installere driveren — se side 43.
3. Dersom nødvendig, må du installere OneProx administrator verktøyet — se side 43.
4. Stille inn utdata format — se side 8.
5. Dersom nødvendig, må du koble til den eksterne leseren — se side 7.
6. Dersom nødvendig, må du koble til linjedriveren — se side 7.
7. Koble til leseren til en PC — se side 6.
8. Dersom nødvendig, konfigurere PAC SecureNet — se side 44.
Tips
•For mer informasjon om bruk av PAC SecureNet, se PAC SecureNet hjelpfilen.
•For mer informasjon om bruk av OneProx administrator verktøyet, se OneProx
administrator hjelpfilen.
•Utdataformat og leserkonfigurasjon kan endres uten å koble fra strømforsyningen.
Leseren starter automatisk med den nye konfigurasjonen.
42
Norsk

Installere enhetsdriveren
1. Før du kobler bordleseren til PC-en for første gang, sett i CDen for bordleseren.
2. På CDen for bordleseren, dobbeltklikk på filen Setup.bat.
Hvis du bruker Windows Vista eller nyere og Brukerkontokontroll-vinduet vises, velg
Ja-knappen.
Device Driver Installation Wizard-dialogboksen vises.
3. Velg Next-knappen.
4. Hvis du bruker Windows XP, Programvareinstallasjon-vinduet vises. Velg Fortsett
likevel-knappen.
Hvis du bruker Windows Vista eller nyere, Windows Sikkerhet-vinduet vises. Velg
Installer-knappen.
5. Driveren er installert. Alle filene som blir forespurt kan bli funnet på CD-rommen (f.eks.
D:). Trykk på Prøv på nytt-knappen.
6. Vent mens programvaren installeres.
7. Velg Finish-knappen.
8. Koble til bordleseren i en ledig USB-port.
Installere OneProx Admin
1. Legg inn administrator leser CD.
2. Bla til rotkatalogen til administrator leser CD.
3. Kopier OneProx Admin mappen og alt innhold til et egnet sted på PC-en.
43
Norsk

Konfigurere PAC SecureNet
1. Stopp og start PAC SecureNet-motorene på nytt:
i. Dobbeltklikk på -ikoner på oppgavelinjen i Windows. Hvis du bruker Windows
Vista eller nyere og Brukerkontokontroll-vinduet vises, velg Ja-knappen.
PAC Service Manager-vinduet vises.
ii. Påse at Alle tjenester er valgt.
iii. Velg Stopp-knappen og vent til alle motorene stopper.
iv. Velg Start-knappen og vent til alle motorene starter.
2. Logg på PAC SecureNet.
3. Velg Verktøy › Konfigurer Periferienheter og Konfigurer Periferienheter-vinduet vises.
4. Velg den virtuell COM-port, f.eks. COM3, fra Kommunikasjonsport-rullegardinvinduet
og velg Klikk for å teste-avkrysningsruten.
5. Oppgi en nøkkel til bordleseren og nøkkelkoden vises.
6. Velg Lukk-knappen.
44
Norsk

Spesifikasjon
StrømSpenningRekkevidde leser
250mA5V DCOpp til 100 mm
Temperatur
LagringMiljø
-40°C — +66°C-40°C — +66°C
Luftfuktighet
Drift i 24 timer
Testet ved 93 % for ULC S319.10-85% RH @ 30±2°C / 85±4°F
Inntrengningsbeskyttelsen
IP65 tetthetsgrad. Installatør må videre påse at alle koblinger forsegles skikkelig.
Dimensjoner
130mm × 88mm × 29mm
Weight
230g
45
Norsk

Italiano
Introduzione
GS3-MT Admin Reader usa la tecnologia OneProx per consentire la lettura di PAC / KeyPAC
contrassegni e schede da un PC.
Se necessario, è possibile cablare un lettore esterno ai terminali a vite del lettore per desktop
quando è stato rimosso il coperchio della base — vedere a pagina 7.
GS3-MT Admin Reader può anche essere fornito con un’interfaccia RS-485 non isolata e un
driver di linea per la connessione a un PAC 512 dispositivo di controllo accessi. Il driver di linea
è connesso alla porta RS-232 del PAC 512. Altri PAC 512 possono essere connessi al primo
PAC 512 mediante terminali RS-485 per fornire un canale diretto — vedere a pagina 7. Per
applicazioni che richiedono un’interfaccia RS-485 non isolata, GS3-MT Admin Reader può essere
cablato a uno hub RS-485 isolato.
Note
•La connessione a un PC client richiede il device driver USB e lo strumento di
amministrazione indipendente OneProx, PAC SecureNet versione 3.1 o successiva
o l’interfaccia web iPAC.
•Quando viene installato il device driver USB, questo crea una nuova porta COM
virtuale sul PC. Il PC client usa questa porta per connettersi ad Admin Reader.
•L’uscita a +5V è derivata dalla linea di alimentazione USB ed è fornita come
riferimento. Da questa non possono essere derivati più di 50 mA; in caso contrario
entrerà in funzione il limite di alimentazione USB e il computer chiuderà la porta
USB. In tal caso potrebbe essere necessario riavviare il PC prima che il lettore possa
funzionare di nuovo.
•I lettori esterni richiedono un proprio alimentatore e devono essere alimentati prima
di stabilire la connessione USB.
46
Italiano

Installazione
1. Assicurarsi che il prodotto sia stato fornito con i componenti elencati a pagina 4; in caso
contrario, contattare la concessionaria.
2. Installare il driver — vedere a pagina 48.
3. Se necessario, installare lo strumento di amministrazione OneProx — vedere a pagina 48.
4. Impostare il formato dell’uscita — vedere a pagina 8.
5. Se necessario, connettere il lettore esterno — vedere a pagina 7.
6. Se necessario, connettere il driver di linea — vedere a pagina 7.
7. Collegare il lettore al PC — vedere a pagina 6.
8. Se necessario, configurare il lettore PAC SecureNet — vedere a pagina 49.
Suggerimenti
•Per ulteriori informazioni sull’utilizzo di PAC SecureNet, vedere il file della guida di
PAC SecureNet.
•Per ulteriori informazioni sull’utilizzo dello strumento OneProx Admin, vedere il file
della guida di OneProx Admin.
•Il formato di uscita e la configurazione del lettore possono essere modificati senza
staccare l’alimentazione. Il lettore riavvia automaticamente la nuova configurazione.
47
Italiano

Installazione del driver
1. Prima di connettere il lettore per desktop al PC per la prima volta, inserire il CD di Desktop
Reader.
2. Nel CD di Desktop Reader, fare doppio clic sul file Setup.bat.
Se si utilizza Windows Vista o versione successiva e appare la finestra di dialogo Controllo
account utente, scegliere il pulsante Sì.
Viene visualizzata la finestra di dialogo Device Driver Installation Wizard.
3. Scegliere il pulsante Next.
4. Se si utilizza Windows XP, appare la finestra Installazione software. Scegliere il pulsante
Continua.
Se si utilizza Windows Vista o una versione successiva, appare la finestra di dialogo
Protezione di Windows. Scegliere il pulsante Installa.
5. Il driver viene installato. Se la procedura di installazione richiede dei file, individuarli nell’unità
CD (ad esempio, D:) e scegliere il pulsante Riprova.
6. Attendere che il software sia stato installato.
7. Scegliere il pulsante Finish.
8. Inserire il lettore per desktop in una porta USB libera.
Installazione di OneProx Admin
1. Inserire il CD di Admin Reader.
2. Selezionare la directory principale del CD di Admin Reader.
3. Copiare la cartella di OneProx Admin e tutto il suo contenuto in una posizione adatta sul
proprio PC.
48
Italiano

Configurazione di PAC SecureNet
1. Arrestare e riavviare i servizi PAC SecureNet:
i. Fare doppio clic sull’icona nella barra delle applicazioni di Windows. Se si utilizza
Windows Vista o versione successiva e appare la finestra di dialogo Controllo account
utente, scegliere il pulsante Sì.
Viene visualizzata la finestra PAC Service Manager.
ii. Assicurarsi che sia selezionato Tutti i servizi.
iii. Scegliere il pulsante Arresta e attendere che tutti i servizi siano arrestati.
iv. Scegliere il pulsante Avvia e attendere che tutti i servizi siano avviati.
2. Accedere a PAC SecureNet.
3. Scegliere Tools › Configure Peripherals (Strumenti › Configura periferiche) per visualizzare
la finestra Configure Peripherals (Configura periferiche).
4. Selezionare la porta COM virtuale, ad esempio COM3, dall’elenco a discesa Communication
Port (Porte di comunicazione) e selezionare la casella di controllo Click to test (Fare clic
per eseguire un test).
5. Presentare una chiave al lettore per desktop e controllare che venga visualizzato il codice.
6. Scegliere il pulsante Chiudi.
49
Italiano

Specifiche
CorrenteAlimentazionePortata del lettore
250mA5V DCFino a 100 mm
Temperatura
StoccaggioOperativa
-40 °C — +66 °C-40 °C — +66 °C
Umidità
Funzionamento per 24 ore
Collaudato al 93% secondo ULC S319.10-85% RH @ 30±2°C / 85±4°F
Protezione ingresso
IP65 dopo l’installazione. L’installatore deve sigillare adeguatamente tutte le connessioni
effettuate.
Dimensioni
130mm × 88mm × 29mm
Weight
230g
50
Italiano

Português
Introdução
A ferramenta GS3-MT Admin Reader utiliza a tecnologia OneProx para permitir PAC / KeyPAC
que tokens e cartões sejam lidos num PC.
Se necessário, pode ser ligado um leitor externo aos terminais de parafuso do leitor de desktop
quando a cobertura de base for removida — consulte a página 7.
A ferramenta GS3-MT Admin Reader pode ainda ser fornecida com uma interface RS-485 não
isolada e um controlador de linha para ligação a um PAC 512 controlador de acesso. O
controlador de linha é ligado à porta RS-232 de PAC 512. Outros PAC 512s podem ser ligados
aos primeiros PAC 512 através de terminais RS-485 para proporcionar um canal direto —
consulte a página 7. Para aplicações que exigem uma interface RS-485 isolada, a ferramenta
GS3-MT Admin Reader pode ser ligada a um hub RS-485 isolado.
Notas
•A ligação a um PC cliente requer o controlador de dispositivos USB e a ferramenta
de administração autónoma OneProx Admin, PAC SecureNet versão 3.1 ou superior
ou a interface web iPAC.
•Quando o controlador de dispositivos USB estiver instalado é criada uma nova porta
COM virtual no PC. O PC cliente utiliza esta porta para se ligar ao Admin Reader.
•A saída de +5V deriva da linha de alimentação USB e é facultada para referência.
Não poderão ser retirados mais de 50mA ou será atingido o limite de alimentação
USB e o computador desligará a porta USB. Tal poderá exigir uma reinicialização
do PC para que o leitor funcione novamente.
•Os leitores externos requerem a sua própria fonte de alimentação e deverão ser
ligados antes da ligação USB.
51
Português

Instalação
1. Certifique-se de que o produto inclui os itens indicados na página 4; caso não inclua,
contacte o seu revendedor.
2. Instalar o controlador — consulte a página 53.
3. Se necessário, instale a ferramenta OneProx Admin — consulte a página 53.
4. Defina o formato de saída — consulte a página 8.
5. Se necessário, ligue o leitor externo — consulte a página 7.
6. Se necessário, ligue o controlador de linha — consulte a página 7.
7. Ligue o leitor ao PC — consulte a página 6.
8. Se necessário, configure PAC SecureNet — consulte a página 54.
Dicas
•Para obter mais informações sobre como utilizar PAC SecureNet, consulte o ficheiro
de ajuda PAC SecureNet.
•Para obter mais informações sobre como utilizar a ferramenta OneProx Admin,
consulte o ficheiro de ajuda de OneProx Admin.
•O formato de saída e a configuração do leitor podem ser alterados sem desligar a
fonte de alimentação. O leitor reinicia automaticamente com a nova configuração.
52
Português

Instalar o controlador
1. Antes de ligar o leitor de desktop ao PC pela primeira vez introduza o CD de Leitor de
Desktop.
2. No CD do Leitor de Desktop, faça duplo clique no ficheiro Setup.bat.
Caso esteja a utilizar o Windows Vista ou posterior e seja apresentada a caixa de diálogo
de Controlo de Conta de Utilizador, selecione o botão Sim.
A caixa de diálogo Device Driver Installation Wizard é apresentada.
3. Selecione o botão Next.
4. Caso esteja a utilizar o Windows XP, a janela de Instalação de Software é apresentada.
Selecione o botão Continuar de qualquer modo.
Caso esteja a utilizar o Windows Vista ou posterior, a caixa de diálogo Segurança do
Windows. Selecione o botão Instalar.
5. O controlador é instalado. Caso o processo de instalação exija alguns ficheiros, localize-os
na unidade do CD (por exemplo, D:) e selecione o botão Retry (Tentar novamente).
6. Aguarde enquanto o software é instalado.
7. Selecione o botão Finish.
8. Ligue o leitor de desktop numa porta USB disponível.
Instalar a OneProx Admin
1. Introduza o CD do Admin Reader.
2. Procure a raiz do CD do Admin Reader.
3. Copie a paste de OneProx Admin e todo o seu conteúdo para um local adequado do seu
PC.
53
Português

Configurar PAC SecureNet
1. Pare e reinicie os PAC SecureNet serviços:
i. Faça duplo clique no ícone na barra de tarefas do Windows. Caso esteja a
utilizar o Windows Vista ou posterior e seja apresentada a caixa de diálogo de Controlo
de Conta de Utilizador, selecione o botão Sim.
A janela PAC Service Manager é apresentada.
ii. Certifique-se de que está selecionada a opção All Services (Todos os Serviços).
iii. Selecione o botão Stop (Parar) e espere que todos os serviços sejam interrompidos.
iv. Selecione o botão Start (Iniciar) e espere que todos os serviços sejam iniciados.
2. Inicie sessão em PAC SecureNet.
3. Selecione Tools › Configure Peripherals (Ferramentas › Configurar Periféricos) e será
apresentada a janela Configure Peripherals (Configurar Periféricos).
4. Selecione a porta COM virtual como, por exemplo, COM3 a partir da lista pendente
Communication Port (Porta de Comunicações) e assinale a caixa de confirmação Click
to test (Fazer clique para testar).
5. Apresente uma chave ao leitor de desktop e o código é apresentado.
6. Selecione o botão Close (Fechar).
54
Português

Especificação
CorrentePotênciaAlcance do leitor
250mA5V DCAté 100 mm
Temperatura
ArmazenamentoFuncionamento
-40°C — +66°C-40°C — +66°C
Humidade
Funcionamento durante 24 horas
Testado a 93% para ULC S319.10-85% RH @ 30±2°C / 85±4°F
Proteção contra entradas
IP65 após a instalação. O dispositivo de instalação deverá selar adequadamente quaisquer
ligações feitas.
Dimensões
130mm × 88mm × 29mm
Weight
230g
55
Português

Suomi
Johdanto
GS3-MT-hallintolukija käyttää OneProx-tekniikkaa PAC / KeyPAC-rahakkeiden ja korttien
lukemiseen tietokoneella.
Tarvittaessa, ulkoinen lukija voidaan johdottaa pöytälukijan ruuvipäätteisiin, kun rungon suojus
on poistettu — ks. sivu 7.
GS3-MT Hallintolukija voidaan toimittaa myös eristämättömällä RS-485-käyttöliittymällä ja
linja-ajurilla a PAC 512 pääsyohjaimeen liittämistä varten. Linja-ajuri liitetään PAC 512
RS-232-porttiin. Muut PAC 512-.laitteet voidaan liittää ensimmäiseen PAC 512 -laitteeseen
RS-485-päätteiden kautta suoran kanavan luomiseksi — ks. sivu7. Eristettyä
RS-485-käyttöliittymää edellyttäviä sovelluksia varten GS3-MT -hallintolukija voidaan johdottaa
eristettyyn RS-485-napaan.
Huomaa
•Asiakkaan tietokoneeseen liittäminen edellyttää USB-laiteajuria ja erillistä
OneProx-hallintotyökalua, PAC SecureNet versio 3.1 tai suurempaa tai
iPAC-verkkoliittymää.
•Kun USB-laiteajuri asennetaan, se luo uuden virtuaalisen COM-portin tietokoneeseen.
Asiakkaan tietokone käyttää tätä porttia hallintolukijaan kytkeytymiseen.
•Lähtöjännite, +5V, otetaan USB-syöttölinjasta ja sitä käytetään referenssinä. Siitä
ei saa ottaa yli 50 mA:n virtaa tai USB-tehon rajoitustoiminto käynnistyy ja tietokone
sammuttaa USB-portin. Tämä saattaa edellyttää tietokoneen käynnistämistä
uudestaan ennen kuin lukija toimii jälleen.
•Ulkoisilla lukijoilla on oltava oma virtalähteensä ja se on oltava päällä ennen
USB-liitäntää.
56
Suomi

Asennus
1. Varmista, että tuotteesi on toimitettu sivulla 4 näytetyillä nimikkeillä; jos ei, ota yhteys
edustaja.
2. Asenna ajuri — ks. sivu 58.
3. Tarvittaessa, asenna OneProx-hallintotyökalu — ks. sivu 58.
4. Aseta lähtömuoto — ks. sivu 8.
5. Tarvittaessa, liitä ulkoinen lukija — ks. sivu 7.
6. Tarvittaessa, liitä linja-ajuri — ks. sivu 7.
7. Liitä lukija tietokoneeseen — ks. sivu 6.
8. Tarvittaessa, konfiguroi PAC SecureNet — ks. sivu 59.
Vihjeet
•Katso lisätietoja PAC SecureNet käytöstä PAC SecureNet -ohjetiedostosta.
•Katso lisätietoja OneProx-hallintotyökalun käytöstä OneProx-hallinnon
ohjetiedostosta.
•Lähtömuoto ja lukijan konfiguraatio voidaan muuttaa irrottamatta sähkösyöttöä.
Lukija käynnistyy automaattisesti uudestaan uudella konfiguraatiolla.
57
Suomi

Ajurin asennus
1. Ennen pöytälukijan liittämistä tietokoneeseen ensimmäistä kertaa, työnnä
pöytälukija-CD-levy levyasemaan.
2. Pöytälukija-CD-levyllä, kaksoisnapsauta Setup.bat-tiedostoa.
Jos käytät Windows Vista- tai myöhempää käyttöjärjestelmää ja esiin tulee Käyttäjätilin
hallinta-kyselyruutu, valitse Kyllä-painike.
Device Driver Installation Wizard-kyselyruutu tulee näkyviin.
3. Valitse Next-painike.
4. Jos käytät Windows XP-käyttöjärjestelmää, Ohjelmiston asennus-ikkuna tulee näkyviin.
Valitse Jatka-painike.
Jos käytät Windows Vista- tai myöhempää käyttöjärjestelmää Windows suojaus-kyselyruutu
tulee näkyviin. Valitse Asenna-painike.
5. Ajuri asennetaan. Jos asennusprosessi pyytää tiedostoja, paikallista ne CD-levyasemassa
(esim. D:) ja valitse Retry (Yritä uudestaan) -painike.
6. Odota asennuksen valmistumista.
7. Valitse Finish-painike.
8. Liitä pöytälukija vapaaseen USB-porttiin.
OneProx-hallinnon asennus
1. Työnnä sisään hallintolukija-CD-levy.
2. Selaa hallintolukija-CD-levyn sisältöä.
3. Kopioi OneProx Admin-kansio ja kaikki sen sisältö sopivaan paikkaan tietokoneessasi.
58
Suomi

PAC SecureNet-konfigurointi
1. Pysäytä ja käynnistä uudestaan PAC SecureNet-palvelut:
i. Kaksoisnapsauta -kuvaketta Windows-tehtäväpalkissa. Jos käytät Windows
Vista- tai myöhempää käyttöjärjestelmää ja esiin tulee Käyttäjätilin
hallinta-kyselyruutu, valitse Kyllä-painike.
Näyttöön tulee PAC Service Manager -ikkuna.
ii. Varmista, että All Services (Kaikki palvelut) on valittu.
iii. Valitse Stop (Lopeta) -painike ja odota kaikkien palvelujen pysähtymistä.
iv. Valitse Start (Käynnistä) -painike ja odota kaikkien palvelujen käynnistymistä.
2. Kirjaudu PAC SecureNet-verkkoon.
3. Valitse Tools › Configure Peripherals (Työkalut › Konfiguroi ympäryslaitteet) ja näkyviin
tulee Konfiguroi ympäryslaitteet-ikkuna.
4. Valitse virtuaalinen COM-portti, esim. COM3,Communication Port (Tietoliikenneportti)
— pudotusluettelosta ja valitse Click to test (Napsauta testaa) -tarkistusruutua.
5. Laita avain pöytälukijaan ja näyttöön tulee avainkoodi.
6. Valitse Close (Sulje) -painike.
59
Suomi

Tekniset tiedot
VirtaTehoLukijan etäisyys
250mA5V DCEnintään 100 mm
Lämpötila
SäilytysKäyttö
-40 °C — +66 °C-40 °C — +66 °C
Suht. kosteus
24 tunnin käyttö
Testattu 93 %:ssa ULC S319 varten10-85% RH @ 30±2°C / 85±4°F
Kotelointi
IP65 asennuksen jälkeen. Asentajan on tiivistettävä riittävästi kaikki tehdyt liitännät.
Mitat
130mm × 88mm × 29mm
Weight
230g
60

Supplementary Equipment. UL / ULC Indoor rated.
•UL 294 5th Ed. Attack Class 3 — Access Control Systems Unit
•ULC S319-05 Class 3 — Electronic Access Control Systems
•UL 1610 — Central-Station Burglar-Alarm Units
•ULC S304 — Central and Monitoring Station Burglar Alarm Units
•UL 1076 — Proprietary Burglar Alarm Units and Systems
•ULC C1076 — Proprietary Burglar Alarm Units and Systems
•UL 609 — Local Burglar Alarm Units and Systems
•ULC S303 — Standards for Local Burglar Alarm Units and Systems
Notes
•This product’s compliance to ULC S319 will be invalidated through the use of any
add-on, expansion, memory, or other module manufactured or supplied by the
manufacturer or manufacturer’s representative.
•For UL 609 the reader is not to be used for low battery indication and audible exit /
entry delay. The Listed approved keypad is to be used to display these functions.
•This product cannot be used to receive or display acknowledgment signals from
central station.
61

Declaration of Conformity is available on request.
In addition to meeting the minimum CE requirements, this product has been tested to the
following:
•EN 50131 — as a non-I&HAS device per Annex 3, Environmental Class II, Type A
Moveable Equipment
EN 50130-4
EN 50130-5
Do not discard this product along with other household waste; it must be collected and treated
separately.
62

FCC
FCC ID: OQLGS3MTA
This device complies with part 15 of the FCC Rules. Operation is subject to the following two
conditions: (1) This device may not cause harmful interference, and (2) this device must accept
any interference received, including interference that may cause undesired operation.
In compliance with FCC requirement 15.27 no special accessories are required in order to
comply with part 15 of the FCC regulations. Changes or modifications not expressly approved
by Stanley Security Products could void the user’s authority to operate the equipment.
IC
IC ID: 7309A-OQLGS3MTA
This Class B digital apparatus complies with Canadian ICES-003.
This device complies with Industry Canada licence-exempt RSS standard(s). Operation is subject
to the following two conditions: (1) this device may not cause interference, and (2) this device
must accept any interference, including interference that may cause undesired operation of
the device.
Cet appareil numérique de la classe B est conforme à la norme NMB-003 du Canada.
Le présent appareil est conforme aux CNR d’Industrie Canada applicables aux appareils radio
exempts de licence. L’exploitation est autorisée aux deux conditions suivantes : (1) l’appareil
ne doit pas produire de brouillage, et (2) l’utilisateur de l’appareil doit accepter tout brouillage
radioélectrique subi, même si le brouillage est susceptible d’en compromettre le fonctionnement.
Canadian Point of Contact
•David P. Jones, President / Paul A. Nickel, Vice President
•Sonitrol Distribution Canada, Inc.
5875 Kennedy Road
Mississauga, Ontario L4Z 2G3
Canada
Tel: +1 905-890 7727
63

United Kingdom:
PAC — A Stanley Security Products Business
1 Park Gate Close, Bredbury, Stockport, Cheshire, SK6 2SZ
Contact:
Tel: +44 (0) 161 406 3400
Fax: +44 (0) 161 430 8658
E-mail: customerservices@stanleysecurityproducts.com
Web: www.stanleysecurityproducts.co.uk
Technical Support:
Tel: (U.K.) 0845 206 3400 (Int.) +44 (0) 161 430 1340
Fax: +44 (0) 161 406 6749
E-mail: pacsupp@sbdinc.com
Knowledge Base: www.stanleysecurityproducts.co.uk/support
United States of America:
Stanley Security Products
Contact / Technical Support:
Tel: 800 414-3038
Fax: 800 414-3039
E-mail: support@stanleypac.com
Web: www.stanleysecurityproducts.com
Knowledge Base: www.stanleysecurityproducts.co.uk/support
Stanley is a registered trademark of The Stanley Works, Inc. Unless otherwise indicated,
the trademarks and logos displayed are the property of Stanley Security Solutions — Europe Ltd
and / or their subsidiary companies.