Powermate Pm0504202 Parts List 4222 DIAGRAM
2015-07-28
: Powermate Powermate-Pm0504202-Parts-List-780964 powermate-pm0504202-parts-list-780964 powermate pdf
Open the PDF directly: View PDF
.
Page Count: 2


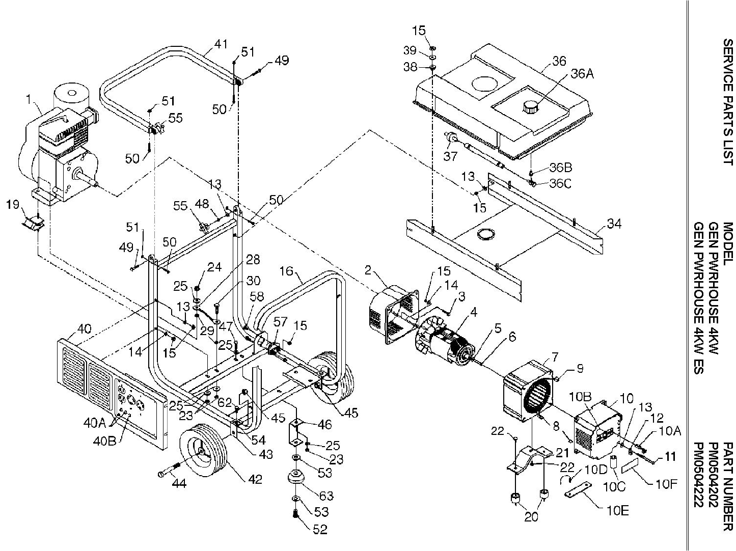
SERVICE PARTS LIST MODEL PART NUMBER
GEN PWRHOUSE 4KW PM0504202
GEN PWRHOUSE 4KW ES PM0504222
REF. PART DESCRIPTION MODEL NUMBER
NO. NO. PM0504202 PM0504222
1NOTE A ENGINE, 8 HP 1
1NOTE A ENGINE, 8 HP, ES 1
20050236 ADAPTER, ENGINE 4-8KW 1 1
40049679 ROTOR, 4KW B/S 1 1
70050469 STATOR, 4KW, 60HZ 1 1
80034801 CONNECTOR HSG. SET, ENDBELL 1 1
10 0050466.01 ENDBELL, WIRED COMPLETE 1 1
10A 0050439 BRUSH, E-4R 2 2
10B 0035188 BEARING, NEEDLE FTT-1212 1 1
10C 0034819.01 CAPACITOR, 130MF 1 1
10D 0034843.01 DIODE 2 2
10E 0038976 HEAT SINK FOR DIODE 1 1
10F 0048844 COVER, BRUSH 1 1
10G 0049071 CIRCUIT BREAKER, 20 AMP 2 2
10H 0051093 TOLERANCE RING 1 1
10I 0059397 RETAINING CLIPS 2 2
10J 0051080 SHIELD, ENDBELL 1 1
12 0008854 LUG, GROUND 1 1
16 0049454.01 CARRIER, ASSY 50-4 1 1
17 0048837 CAP, PLASTIC 4 4
19 0055524 ISOLATOR, ENGINE 2 2
20 0055525 ISOLATOR, STATOR 2 2
21 0049693 BRACKET, STATOR 1 1
28 0049224 ASSY, GROUND WIRE BRAIDED 1 1
32 0047796 SPACER, 3/4” 2 2
33 0049453.02 SHIELD, HEAT 1 1
36 0049472 TANK ASSEMBLY, COMPLETE 1 1
36A 0050322 CAP, FUEL 1 1
36B 0049113 BUSHING, FUEL 1 1
36C 0049114 VALVE, FUEL 1 1
37 0047790 FILTER, FUEL 1 1
38 0048243 BUSHING, STEP 4 4
64 0049897 ELECTRIC START ASSY 1
NOTE A: COLEMAN POWERMATE WILL NOT PROVIDE ENGINES AS REPLACEMENT PARTS. ENGINES
ARE COVERED THOUGH THE ENGINE MANUFACTURER’S WARRANTY.
START DATE: 11/1/97 REVISED: