Rangemaster 110 Users Manual U1_234_03 25_06_03.p65
110 to the manual 6c6accab-f383-44cb-84b8-b820909c79e9
2015-01-23
: Rangemaster Rangemaster-110-Users-Manual-272714 rangemaster-110-users-manual-272714 rangemaster pdf
Open the PDF directly: View PDF
.
Page Count: 32

Victoriana 110 Gas
Users Guide
&
Installation Instructions
U1 234 03

2
Contents
2 Minute Tour Page 3
The Hotplate burners Page 8
The Griddle Page 8
The Warmer Page 8
The Grill Page 8
The Ovens Page 9
The Handyrack Page 9
‘S’ (Slow) cooking Page 10
Recipe Temperature Guide Page 10
Oven cooking guide Page 11
Cooking using the timer Page 12
The Clock Page 13
Cleaning your cooker Page 14
Moving your cooker Page 16
Troubleshooting Page 17
General Safety Instructions Page 19
Installation Page 21
Circuit Diagram Page 29
Technical Data Page 30

3
The smaller burners are for
smaller pans and simmering.
Make sure flames are under
the pans. Using a lid will help the
contents boil more quickly. Pans
and kettles with concave bases or
down turned base rims should not
be used. Avoid using unstable and
misshapen pans that may tilt easily
and pans with a very small base
diameter. The minimum pan
diameter recommended is 120mm
(about 43/4").
4 5
2 Minute Tour
Be safe
You need clean fresh air - so does your cooker. Burner flames produce exhaust gases, heat and
moisture. Make sure that the kitchen is well ventilated: keep natural ventilation holes open or install a
powered cooker hood that vents outside. If you have several burners on or use the cooker for a long
time, open a window or turn on an extractor fan. For more detail see the Installation Instructions.
We recommend you read page 18 if you have not used a gas cooker before. We describe some basic
guidelines on how to use a gas cooker safely.
Gas and Electricity on
Make sure that the gas supply is turned on and that the electricity supply is connected and switched
on. The cooker needs electricity.
Peculiar smells
When you first use your cooker it may give off a slight odour. This should stop after a little use.
Hotplate Burners More about the burners on page 8
The drawing by each knob
indicates which burner that
knob controls.
1 32 Push in and turn a knob to the
large flame symbol ( ) and
press the igniter button or
light with a match.
Adjust the flame height to suit
by turning the knob. On this
cooker the low position is
beyond high, not between high
and off. The small flame marks the
‘low position’. Turn the knob
towards it after the contents of a
pan have boiled.
Simmering aids, such as
asbestos or mesh mats, are
NOT recommended. They will
reduce burner performance and
could damage the pan supports.
6
2 Minute Tour continues over the page...
Some models have a glass lid
over the hotplate. If it is not
open, lift it up at the front.
There is a safety device that cuts off
the gas to the hotplate when the
lid is closed - but don’t use this to
turn the burners off.

4
2 Minute Tour - continued
54
31 2
The Griddle More about the griddle on page 8
Don’t use pans of any kind on
the griddle. The griddle
surface is non-stick and metal
cooking utensils (e.g. spatulas) will
damage the surface. Use heat
resistant plastic or wooden
utensils.
The griddle is designed for
cooking food on directly. Before turning on always
check that the reflector is in
position below the griddle
plate.
A griddle
B element
C reflector
Preheat the griddle for a
maximum of 5 minutes before
adding food. Leaving it longer
may cause damage.
Brush the griddle with oil (if
required) before adding the
food. To reduce the heat, turn
the control towards the ‘min’
setting. Personal experience will
soon familiarise you with the
correct setting to use for cooking.

5
Press in the grill knob, turn to
the large flame symbol ( )
and press the igniter button or
light with a match..
Natural gas cookers
The grill has a special safety device with stops the flow of gas to the
grill if the flame goes out. Turn the knob to the large flame symbol
(). Press in the grill knob. This lets gas through to the burner. Keep
holding the knob pressed in and press the igniter button or light with a
match. Keep holding the button for about 10 seconds
If when you let go of the control knob the burner goes out, the safety
device has not held in. Turn off the grill and wait one minute then try
again this time holding in the button for slightly longer.
LP gas cookers
4 4
CAUTION: Accessible parts may be hot when the grill is in use. Young children should be kept
away.
The Grill More about the grill on page 8
Remove the pan from the
bottom of the grill
compartment.
After placing your food on the
grill tray pan, slide the grill
pan onto the side supports.
Make sure it is pushed right in and
touches the back stop.
1 2
For best results preheat for 2
minutes with the grill pan in
position. After placing your
food on the grill pan grid, slide the
grill pan onto the side supports.
Adjust the grill to suit by turning
the knob.
Make sure it is pushed right in
and touches the back stop.
Never close the grill door when
the grill is on.
5The grill pan grid can be
turned over to give two
grilling positions.
6
2 Minute Tour continues over the page...
The burner does not glow red
- food cooks from the heat of
the flame. The first time you
light the grill there may be a little
smoke given off - this is perfectly
normal.
3

6
Dishes placed above the
central position will be
cooked at approx. one gas
Mark higher, dishes cooked below
approx. one gas Mark lower. You
can therefore cook dishes
requiring different gas Marks at the
same time.
4 5 The Heatflow system produces
a variation in temperature
from the top to the bottom of
the oven. What you set with the
oven control knob is the
temperature at the middle of the
oven.
Push in and turn the knob
controlling the oven to Gas
Mark 9. The oven will light
automatically.
Both ovens are protected by a
safety cut off, which reduces the
supply of gas to the oven if the
flames go out, e.g. an interruption
to the mains supply.
Initially the gas will burn with a
small flame but after approximately
one minute the flame will become
larger indicating that the oven is
full on.
Turn the control knob back to
the Mark you wish to cook on.
For more detail on the Gas
Mark system please see page 12.
For best results pre-heat the oven
for 15 minutes before placing your
dishes in it.
123
The Ovens More about the oven on page 9
The drawing by each knob
indicates which oven that
knob controls - this is the right
hand oven control knob.
2 Minute Tour - continued
6
The two ovens in your cooker
use the our special ‘Heatflow’
system.
Because the oven burner is not
hidden under the oven base you
will see the burner flames at the
back of the oven - this is perfectly
normal.
Initially the gas will burn with a
small flame but after approximately
one minute the flame will become
larger indicating that the oven is
full on.
Slow cooking
More about slow cooking on page 10
The ‘S’ setting is a very low temperature for slow cooking, overnight or while you
are out or at work. The ‘S’ setting can also be used for keeping food warm.

7
Oven light
Press the appropriate button to
turn on one of the oven lights.
If one of the oven lights fail,
turn off the power supply before
you change the bulb. See the
‘Troubleshooting’ section for
details on how to change an
oven light bulb.
Storage
The bottom drawer is for storing
oven trays and other cooking
utensils. It can get very warm,
don’t store anything in it that may
melt or catch fire. The drawer can
be removed completely by pulling
it right out and up.
The Timer Clock
More about the clock on page 11
You can use the timer to turn the
ovens on and off. Check clock is
set to time of day.
To set the time of day
Pull out and turn bottom knob
clockwise to set time.
Check that ( ) is showing in
timer window.
Check that the 'Start Time Hand' is
positioned under the hour hand.
PARTS CHECK You should have these lose parts with your cooker
Meat tin Handyrack.
Levelling tool.
Your installer may have left this
loose.
Alternatively it may have been
left behind the storage drawer.
See page 14. You will only need it
if you want to move your cooker
Warmer
Use the warmer for keeping food
warm while the final touches are
put to a meal.
Turn the control knob
anti-clockwise to
the ‘On’ position.
The ‘HOT’
indicator lights
up. For best
results, pre-heat a
covered serving
dish for 10 minutes
before adding food.
Use only heat resistant dishes.
Handyrack
More about the Handyrack on
page 9.
TThe Handyrack fits to the left
hand oven door only and should
only be used with the supplied
meat tin; any other vessel could be
unstable.
Food cooking on it is easy to
attend to, because it’s accessible
when the door is open. It can be
fitted at two different
heights. The oven
shelves must be
rearranged to suit. To
fit the Handyrack,
locate one side of it
on the door
bracket, and
then spring
the other side
out to clip it
onto the
other
bracket.

8
The Hotplate burners
You should read ‘hotplate burners’ in
the ‘2 Minute Tour’ before all the
following information
When the spark button is pressed, sparks
will be made at every burner - this is
normal.
If after lighting, a hotplate burner’s flame goes
out, turn it off and leave it for one minute
before relighting it.
You can remove the burner top parts for
cleaning, see pages 14.
You should wipe the enamel top surface of the
cooker around the hotplate burners as soon as
possible after spills occur. Try to wipe them off
while the enamel is still warm.
Avoid using unstable and misshapen pans which
may tilt easily and pans with a very small base
diameter, e.g. milk pans, single egg poachers.
The minimum pan diameter recommended is
120mm. Smaller pans will be unstable.
Pans and kettles with down turned base rims
should not be used.
The Griddle
You should read ‘griddle’ in the
‘2 Minute Tour’ before all the following
information
The top surface of the griddle has been coated
with a special non-stick finish to make it easier
to clean. To protect the coating always use heat
resistant plastic, wooden or nylon utensils,
avoid using metal cooking utensils as they may
scratch and damage the non-stick coating.
As a guide refer to the cooking chart below.
After cooking allow the griddle to cool before
cleaning.
Use the following heat settings as a guide for
griddle cooking. Preheat for 5 minutes before
cooking.
Experience will soon familiarise you with the
correct setting to use for cooking.
After cooking allow the griddle to cool before
cleaning.
The Warmer
The Warmer can be used for keeping food
warm while the final touches are put to a meal.
For best results preheat a covered serving dish
for 10 minutes on the Warmer before adding
the food. Use heat resistant dishes only.
Turn the control knob clockwise to the 'On'
position. The 'HOT' indication light glows on
the Warmer.
CAUTION:- If a crack in the Warmer surface
becomes visible, due to accidental damage etc.,
isolate the appliance from the electricity supply
immediately by turning it off at the wall and
arrange for its repair.
DO NOT RECONNECT THE COOKER TO THE
ELECTRICITY SUPPLY UNTIL AFTER REPAIR!
The Grill
You should read ‘grill’ in the ‘2 Minute
Tour’ before all the following
information.
Never close the grill door while the grill
is on.
Don’t leave the grill on for more than a few
moments, without the grill pan underneath it.
For best results, especially with toast,
preheat the grill with the grill pan in
the cooking position for two minutes
before use.
The grill trivet can be removed and the food
placed on it while you are waiting for the grill
to preheat.
The grill pan grid can be turned over to
give two grilling positions.
You can brown the top of dishes cooked in the
oven, under the grill. Remove the grill trivet
and place the dish onto the base of the grill
pan. Slide the grill pan along the floor of the
grill cavity.

9
The Handyrack
You should read ‘the Handyrack’ in the
‘2 Minute Tour’ before all the
following information
The maximum weight which can be held by the
Handyrack is 5.5kg (12lb). It should only be
used with the supplied meat tin which is
designed to fit the Handyrack. Any other vessel
could be unstable.
It can be fitted at two different heights. One of
the oven shelves must be removed and the
other positioned to suit.
When the Handyrack is used in its highest
position, other dishes can be cooked on the
bottom shelf position of the oven.
When the Handyrack is used in its lowest
position, other dishes can be cooked on the
second shelf position of the oven or standing
on the base of the oven.
To fit the Handyrack, locate one side of it on
the door bracket.
Then spring the other side out to clip it onto
the other bracket.
The Ovens
You should read ‘the oven’ in the
‘2 Minute Tour’ before all the
following information
The wire shelves should always be pushed
firmly to the back of the oven.
Baking trays with food cooking on them should
be placed level with the front edge of the oven’s
wire shelves. Other containers should be placed
centrally. Keep all trays and containers away
from the back of the oven, as overbrowning of
the food may occur.
For even browning, the maximum
recommended size of a baking tray is 320mm by
290mm.
When the oven is on, don’t leave the door open
for longer than necessary, otherwise the knobs
may get very hot.
Both ovens are protected by a safety cut off,
which reduces the supply of gas to the oven if
the flames go out, e.g. an interruption to the
mains supply.
• Always leave a ‘fingers width’ between
dishes on the same shelf This allows the
heat to circulate freely around them.
•The Cook & Clean oven liners (see
Cleaning your cooker) work better when fat
splashes are avoided. Cover meat when
cooking.
• Plates can be warmed in the ovens on the
‘S’ setting. The ‘S’ setting can be used to
keep foods hot for 3-4 hours after ‘normal’
cooking, without drying out or
overbrowning.
•To reduce fat splashing when you add
vegetables to hot fat around a roast, dry
them thoroughly or brush lightly with
cooking oil.
•Sufficient heat rises out of the oven while
cooking to warm plates in the grill
compartment.
•If you want to brown the base of a pastry
dish, preheat the baking tray for 15 minutes
before placing the dish in the centre of the
tray.
• Where dishes may boil and spill over
during cooking, place them on a baking
tray.

10
‘S’ (Slow) cooking
The ‘S’ setting is a low temperature
setting.
You can cook on ‘S’ throughout, or use a 30
minute ‘boost’ period at gas mark 6 and then ‘S’
cook.
When roasting joints, poultry or pot
roasting, always cook at Mark 6 for 30
minutes at the beginning of the cooking
period.
You can ‘S’ cook for periods of 6 to 12 hours.
This technique is particularly useful if you want
to cook a dish overnight or while you are out at
work during the day.
Frozen foods must be thoroughly
thawed out before ‘S’ cooking.
Whole poultry should not be cooked on ‘S’.
Chicken casseroles are fine.
Casseroles must be brought to boiling
point on the hotplate immediately
before ‘S’ cooking.
Poultry and rolled joints should not be stuffed
before cooking. The stuffing should be cooked
separately. Poultry and pork should be cooked
in the top half of the oven, and other meats not
lower than shelf position 4.
A roasting joint should be covered with
cooking foil, or with a roasting bag to
reduce shrinkage and retain juices.
Should further browning be necessary, uncover
the meat and increase the temperature to Mark
4 for a short period.
Cut root vegetables into small pieces
unless cooking whole, e.g. jacket
potatoes.
Cover dishes tightly with a lid or foil to prevent
evaporation and transfer of flavour.
Once the oven has been loaded and the
‘S” setting is in operation resist the
temptation to open the oven door. Heat
will be lost and the cooking time
extended.
A meat thermometer is recommended for
checking that a joint or poultry is sufficiently
cooked. Insert the probe through the thickest
part of the meat. The temperatures to be
expected are as follows.-
Beef rare 60°C/ 140°F
medium 71°C/ 160°F
well done 77°C/ 170°F
Lamb 82°C/ 180°F
Pork fresh 88°C/ 190°F
cured 77°C/ 170°F
Poultry 90°C/ 195°F
Veal 77°C/ 170°F
Recipe Temperature Guide
This recipe temperature guide will help you
select a Gas Mark when the recipe says, for
example, “use a moderately hot oven”
Gas Heat
Mark of Oven Types of dishes to cook
‘S’ Slow ‘S’ cooking, Warming plates and
dishes. Keeping food hot.
1 Cool Baking custards. Milk puddings.
Very rich fruit cakes, i.e.
Christmas.
2 Cool Braising. Casseroles. Rich fruit
cake
3 Warm Low temperature roasting,
Biscuits. Rich plain cakes.
4 Moderate Plain cakes.
5 Fairly Hot Baked fish, Small cakes.
6 Hot High temperature roasting. Choux
pastry. Shortcrust pastry, Genoese
cake.
7 Hot Rich dough breads, Flaky and
rough puff pastry, High
temperature roasting.
8 Very Hot Plain dough bread. Puff pastry.
9 Very Hot Browning ready cooked dishes.
The oven control settings and
cooking times given opposite are
intended to be used only as a
guide. Individual tastes may
require the temperature to be
altered to provide a preferred
result.
Always leave at least one runner
space between shelves when 2
tier cooking. Place baking trays,
individual cake tins or baking
dishes centrally on the oven
shelf. For best results pre-heat
the oven until the oven
indicator light goes out.

11
Oven cooking guide
Gas Shelf Position
Meat Mark from Top Approximate Cooking Time
Beef (no bone) 3 3-4 30-35mins. per 500g.+30-35 mins.
6 3-4 20-25mins. per 500g.+20-25 mins.
Lamb 3 3-4 30-35mins. per 500g.+30-35 mins.
6 3-4 25-30mins. per 500g.+25-30 mins.
Pork and Veal 3 2-3 35-40mins. per 500g.+35-40 mins.
6 3-4 25-30mins. per 500g.+25-30 mins.
Poultry
Chicken (2.3kg) 3 3-4 20-25mins. per 500g.+20-25 mins.
6 3-4 15-20mins. per 500g.+15-20 mins.
Turkey (4.5kg) 3 3-4 25-30mins. per 500g.+25-30 mins.
6 3-4 20mins. per 500g.+20 mins.
(over 4.5kg) 3 4 20mins. per 500g.+20 mins.
6 4 15mins. per 500g.+15 mins.
Duck/ duckling 3 4 25-30mins. per 500g.
6 4 20mins. per 500g.
Casseroles 1-2 3-4 2-4 hours according to recipe.
Yorkshire Pudding 7 2 Large tin 30-35 mins. Individual, 10-20 mins.
Fish 5 2 Fillets 15-20 mins. Whole 15-20mins. per 500g.
5 2 Steaks according to thickness.
Cakes
Very rich fruit 1 4 45-50mins. per 500g. of mixture.
Christmas/ wedding etc.
Fruit 180mm tin 2 4 2 to 21/2 hours.
Fruit 230mm tin 2 4 Up to 31/2 hours.
Madeira 180mm 3 4 80-90 mins.
Queen cakes 5 2 & 4 or 3 15-25 mins.
Scones 7 2 & 4 or 3 10-15 mins.
Victoria sandwich
180mm tin 4 2 & 4 or 3 20-30mins.
230mm tin 4 2 & 4 or 3 30-40 mins.
Desserts
Shortcrust tarts 6 2 & 4 40-60 mins. on pre-heated tray.
Fruit pies 6 2-3 35-45 mins.
Tartlets 6 2-3 10-20 mins. according to size.
Flaky/rough puff 7 2-3-4 20-40 mins. according to size.
Puff pastry 8 2-3-4 20-40 mins. according to size.
Meringues ‘S’ 3 11/2 to 2 hrs.
Baked egg custard 3 3 45-60 mins.
Baked sponge pud 5 3 40-45 mins.
Milk pudding 1-2 3 2-3 hrs.
For stuffed poultry, you could
cook at Mk. 6 for 20mins. and
then Mk.3 for remainder. Don’t
forget to include the weight of
the stuffing. For fresh or frozen
prepacked poultry, follow
instructions on the pack.
Thoroughly thaw frozen poultry
before cooking.
When two tier cooking leave at
least one runner space between
shelves. Position the baking tray
with the front edge along the
front of the oven shelf.
Rich fruit cakes made with self-
raising flour should be cooked
on Mk.4 for the first half hour at
least and then finished at the
setting shown.
If cooking more than one tart at
the same time, swap them over
at approx. 25 mins. For even
browning the maximum size of
baking tray recommended is
320mm x 305mm. This ensures
free heat circulation.
If cooking a two tier load, when
the top tray is removed, the tray
in the lower position should be
raised to the higher shelf, or the
trays interchanged, for the
remaining cooking time.
Thoroughly thaw frozen joints
before cooking. Meat may be
roasted at Mk. 7 and the cooking
time adjusted accordingly. For
stuffed and rolled meats, add
approx. 10 min. per 500g. or cook
at Mk. 6 or 20min, then Mk. 3 for
the remainder.

12
Cooking using the timer
The timer can be used to turn just one oven or
both on and off automatically. The start and
stop time must be the same for both ovens but
different cooking temperatures can be set.
If you want to turn one of the ovens on
at the same time as the timer is set for
automatic cooking, you must wait
until the timer has turned on the oven/
ovens first. Then you can adjust either
of them manually in the normal way.
You can set the oven to turn on any time over
the following 24 hour period
If you want to cook more than one
dish, choose dishes which require
approximately the same time.
However, dishes can be ‘slowed down’
slightly by using small containers and
covering them with aluminium foil, or
‘speeded up’ slightly by cooking smaller
quantities or placing in larger
containers.
Very perishable foods such as pork or fish
should be avoided if a long delay period is
planned, especially in hot weather.
Don’t place warm food in the oven.
Don’t use an oven already warm.
Don’t use if an adjoining oven is
warm.
Avoid using wine or beer if there is a delay
period, as fermentation may take place.
To avoid curdling, cream should be
added to dishes just before serving.
Fresh vegetables, which may discolour during a
delay period, should be coated in melted fat or
immersed in a water and lemon juice solution.
Fruit pies, custard tarts or similar wet mixtures
on top of uncooked pastry are only satisfactory
if there is a short delay period. Dishes
containing leftover cooked meat or poultry
should not be cooked automatically if there is a
delay period.
Whole poultry must be thoroughly
defrosted before placing in the oven.
Check that meat and poultry are fully
cooked before serving.

13
To start and stop the oven automatically
Press in and turn top knob
until the 'Start time Hand' is on the time of day
you want cooking to start.
Turn the lower knob
until the required 'Cooking Time' is shown in
the timer window.
Set the oven control knob to the required Gas
Mark.
Automatic Finish Only
The oven is already on manual.
Turn the lower clock control knob until the
required 'Cooking Time' is shown in the timer
window.
Reset to manual
Turn the lower knob until the ( ) manual
symbol is showing in the timer window.
Push in and turn the top knob until the 'Start
Time Hand' is positioned under the hour hand.
- it should 'click' into position.
Minute Minder
If the oven(s) are not in use (in automatic or
manual mode) the timer can be used as a
minute minder.
Turn lower clock control knob until required
time is shown in the timer window.
At the set time the buzzer will sound. To stop
the buzzer turn the lower knob until the ( )
manual symbol is showing in the timer window.
The Clock
To set the correct time of day.
See the ‘2 Minute Tour’ at the beginning of this guide.

14
Hotplate burners
Some models have a separate trim ring, which
fits on the burner head.
The burner heads and caps can be removed for
cleaning. Make sure they are absolutely dry
before replacing.
The LH hotplate
A cap, B head, C notch, D base, E electrode
When refitting the burner head, make sure that
the notch lines up with the electrode in the
base. Check that the burner head is level and
that the cap is fitted centrally on the burner
head.
Griddle
Always clean the griddle after use. Allow to cool
completely before removing. Immerse the
griddle plate in hot soapy water. Use a soft
cloth or, for stubborn stains, a nylon washing
up brush.
NEVER USE CAUSTIC OR ABRASIVE CLEANERS
AS THESE WILL DAMAGE THE SURFACE.
The element under the griddle is hinged and
can be lifted upwards at the front to make
removal of the reflector easier.
Note:-
ALWAYS REPLACE THE REFLECTOR BEFORE USING THE
GRIDDLE.
Control Panel and Oven Doors
Avoid using any abrasive cleaners including
cream cleaners, e.g. Cif, on brushed
Stainless Steel surfaces. For best results
liquid detergents, e.g. Domestos Multi
Surface Cleaner, should be used.
The control panel and control knobs should
only be cleaned with a soft cloth wrung out in
clean hot soapy water - but take care that no
surplus water seeps into the appliance. Wipe
with a clean dampened cloth then polish with a
dry cloth. The oven doors should only be
cleaned with a soft cloth wrung out in clean hot
soapy water.
Cleaning your cooker
Essential information
Before thorough cleaning isolate the electricity
supply. Remember to switch on the electricity
supply before use.
Never use paint solvents, washing
soda, caustic cleaners, biological
powders, bleach, chlorine based
bleach cleaners, coarse abrasives or
salt. Don’t mix different cleaning
products - they may react together
with hazardous results.
Recommended cleaning materials
are shown in the chart below.
If you want to move your cooker for cleaning,
see the section called ‘Moving your cooker’.
All parts of the cooker can be cleaned with hot
soapy water - but take care that no surplus
water seeps into the appliance.
‡ Indicates how to clean after the oven linings
have been removed. See ‘Oven’ later in this
section for how to remove the oven linings
* VEA is the Vitreous Enamel Association. Look
for aerosols with the VEA label.

15
GrillThe grill pan and grid should be washed in hot
soapy water. After grilling meats or any foods
that soil, leave to soak for a few minutes in the
sink immediately after use. Stubborn particles
may be removed from the grid by using a nylon
brush.
The Ovens
Cleaning is easier if carried out while the oven
is still warm. Before cleaning, cover the burner
to prevent the burner holes becoming blocked.
The inside of the oven and inner door panel
can be cleaned using any cleaner bearing the
Vitreous Enamel Association (VEA) label.
Take care not to disturb the oven thermostat
temperature sensor at the top of the oven
opening.
thermostat temperature sensor
The enamelled oven burner trim (supplied with
some models only) can be removed for
cleaning.
The oven burner trim hooks onto the front of
the oven burner bracket.
When refitting make sure that the trim is in the
middle of the front of the oven burner bracket.
The Oven side linings
The oven has removable oven side lining panels
that have been coated with special enamel that
partly cleans itself. This does not stop all marks
on the lining, but helps to reduce the amount
of manual cleaning needed.
The self cleaning panels work better
above gas Mark 6. If you do most of
your cooking below this temperature,
occasionally remove the panels and
wipe with a lint free cloth and hot
soapy water. The panels should then be
dried and replaced and the oven
heated at Gas Mark 7 for about one
hour. This will ensure the self cleaning
panels are working effectively.
Don’t use steel wool (Brillo) or any other
materials that will scratch the surface. Don’t use
oven cleaning pads.
Before cleaning the oven, cover the burner at
the rear to stop the holes getting blocked as you
clean. If they are accidentally blocked, clean
them out with thin wire, such as fuse wire.
Removing the Oven Linings
The lining panels can be removed for cleaning
and for cleaning behind. Remove the shelves
first.
Each side of the oven is fixed with four fixing
screws. You don’t have to remove the screws to
remove the oven linings. Lift each side panel
upwards and they will slide off the screws. Then
pull them forwards.
Once the linings are removed, the oven enamel
interior can be cleaned.

16
Moving your cooker
Switch off the electricity supply.
The cooker is heavy, two people may be
required to move it. The cooker is fitted
with one roller at the front and two at
the back. There are also two screw
down levelling feet at the front.
The front roller, designed for moving the
cooker can be wound down. The levelling tool
which controls this roller is in the storage
drawer compartment.
Remove the storage drawer (by pulling
it right out and lifting it up slightly)
and you should see the levelling tool.
Your installer may not have left the levelling
tool in place. If not, locate it as shown. If you
cannot find the levelling tool, contact your
installer. See the inside front cover of your
INSTALLATION GUIDE.
Turn the levelling tool clockwise, two
full (180º) turns. It will be stiff. The
front of the oven will rise slightly as the
roller drops down.
Open the grill door and right hand oven door
so that you can get a good grip on the bottom
of the fascia panel as you move the oven.
Do not move the oven by pulling the
hand rail, door handles or knobs.
Move the oven a bit at a time, checking behind
it to make sure the gas hose is not caught. Make
sure both electricity and gas cables have
sufficient slack to move the cooker forward as
you go along.
If a stability chain is fitted, release it as
you ease the cooker out.
When you replace the cooker, wind it down off
the rollers by turning the levelling tool anti-
clockwise. This is important. It will stop the
cooker moving accidentally, while in use.

17
Troubleshooting
What cleaning materials are recommended for the cooker?
See the ‘Cleaning’ section of the Easy Guide for a full list of recommended cleaning
materials. We do not recommend Mr. Muscle, as it contains chemicals that may damage
the surfaces of your cooker.
The knobs get hot when I use the oven or the grill, can I avoid this?
Yes, this is caused by heat rising from the oven or the grill, and heating them up. Don’t
leave the oven door open. Make sure that the grill pan is pushed right back to the ‘back
stop’ when grilling.
Food is cooking too slowly, too quickly, or burning
Cooking times may differ from your previous oven. Check that you are using the
recommended temperatures and shelf positions. See page 13. The oven control settings
and cooking times are intended to be used only as a guide. Individual tastes may require
the temperature to be altered either way, to get the results you want. Try cooking at a
higher temperature setting. Is the oven roof in? Is it the right way round? Is it pushed
back fully back? Is it resting on the liners?
The oven is not cooking evenly
For even cooking do not use a tin or baking tray larger than 320mm wide by 290mm
deep.
If you are cooking a large item, be prepared to turn it round during cooking.
If two shelves are used, check that space has been left for the heat to circulate. When the
baking tray is put into the oven, make sure it is placed centrally on the shelf.
Check that the door seal is not damaged and that the door catch adjusted so that the door
is held firmly against the seal.
NB the seal is intended to have a gap at the bottom of the door
A dish of water when placed on the shelf should be the same depth all over. (For
example, if it is deeper at the back, then the back of the cooker should be raised up or the
front lowered). If the cooker is not level arrange for your supplier to level it for you.
Grill not cooking properly
Are you using the pan and trivet supplied with the cooker? Is the pan being used on the
runners, not the floor of the compartment? Is the grill tray pushed fully back to stop?
Oven not coming on when turned on manually
Is the power on? Is the cooker supply on at the isolator switch?
Is the ( ) manual symbol is showing in the timer window? If not turn the lower knob
until the ( ) manual symbol is showing.
Push in and turn the top knob until the 'Start Time Hand' is positioned under the hour
hand. - it should 'click' into position.
If this does not solve the problem contact a service person.
Oven not coming on when automatic cooking
Timer set correctly but oven knob left OFF by mistake?

18
Troubleshooting
Oven temperature getting hotter as the cooker gets older
If turning the knob down has not worked or only worked for a short time then you may
need a new thermostat. This should be fitted by a service person.
Grill not cooking properly
Are you using the pan and trivet supplied with the cooker? Is the pan being used on the
runners, not the floor of the compartment? Is the grill tray pushed fully back to stop?
The oven light is not working
The bulb has probably blown. You can buy a replacement bulb (which is not covered
under the guarantee) from a good electrical shop. Ask for an Edison screw fitting 15w
240v lamp, FOR OVENS. It must be a special bulb, heat resistant to 300 °C. See the HELP
leaflet for spares by mail order.
Open the oven door and remove the Handyrack (if fitted) and oven shelves.
Turn off the power supply.
Unscrew the bulb cover by turning anticlockwise. Unscrew the old bulb. Screw in the new
bulb, screw back the bulb cover. Turn on the electricity supply and check that the bulb
now lights.
A crack has appeared in the Warmer plate’s surface
Disconnect the cooker immediately from the power supply and arrange for its repair.
Don’t use the cooker until after the repair. See the HELP leaflet for how to contact a
service person.
Oven ignition faulty
Is the power on? Is the clock running? - if not there may be something wrong with the
power supply.
See the section on ‘Checking the power supply’.
Check that the electrode and burner slots are not blocked by debris.
Has the Timer been set to auto by mistake, or after power cut?
Has the Timer been set correctly but oven tap not left OFF by mistake?
Hotplate ignition or hotplate burners faulty
Is the power on? Is the clock running? If not there maybe something wrong with the
power supply.
See ‘power supply’ section further on.
Are the sparker (ignition electrode) or burner slots blocked by debris?
Is the burner trim correctly located?
Are the burner caps correctly located?
See the section entitled ‘Cleaning’
If only one or all the hotplate burners will not light, make sure that the parts have been
replaced correctly after wiping or removing for cleaning.
Check that there is not a problem with your gas supply. You can do this by making sure
that other gas appliances you may have are working.
Do the burners spark when you push the button? If not check the power is on - is the
clock illuminated?
Grill Ignition faulty
Is the power on? Is the clock running? If not there maybe something wrong with the
power supply. See ‘power supply’ section further on.
Power failure In the event of a failure in the electrical supply the hotplate and grill may be lit using a
match.

19
The cooker must be installed by a CORGI
registered engineer in accordance with the
installation instructions. The installation must
comply with the relevant regulations and also
the local gas and electricity supply companies
requirements.
IF YOU SMELL GAS
Don’t turn electric switches on or off.
Don’t smoke
Don’t use naked flames
Do turn off the gas at the meter or cylinder
Do open doors and windows to get rid of the
gas
Call your gas supplier.
If you are using natural gas in the UK ring
British Gas - Trans Co on
0800 111 999
This appliance is designed for domestic
cooking only. Use for any other purpose
could invalidate any warranty or
liability claim.
The use of a gas cooking appliance results in
the production of heat and moisture in the
room in which it is installed. Ensure that the
kitchen is well ventilated: keep natural
ventilation holes open or install a mechanical
ventilation device, (mechanical extractor hood).
Prolonged intensive use of the appliance may
call for additional ventilation, for example
opening a window, or more effective
ventilation, for example increasing the level of
mechanical ventilation where present.
The cooker should be serviced by a qualified
service engineer and only approved spare parts
used. Have the installer show you the location
of the cooker control switch. Mark it for easy
reference. Always allow the cooker to cool and
then switch off at the mains and before cleaning
or carrying out any maintenance work, unless
specified otherwise in this guide.
All parts of the cooker become hot with
use and will retain heat even after you
have stopped cooking.
General Safety Instructions
Take care when touching cooker, to minimize
the possibility of burns, always be certain that
the controls are in the OFF position and that it
is cool before attempting to clean the cooker.
Use dry oven gloves when applicable -
using damp gloves might result in
steam burns when you touch a hot
surface. Never operate the cooker with
wet hands.
Do not use a towel or other bulky cloth in place
of a glove. They might catch fire if they touch a
hot surface.
Clean with caution. If a wet sponge or
cloth is used to wipe spills on a hot
surface, be careful to avoid steam
burns. Some cleansers can produce
noxious fumes if applied to a hot
surface.
Do not use unstable saucepans and position the
handles away from the edge of the hotplate.
Babies, toddlers and young children
should not be allowed near the cooker
at any time. They should never be
allowed to sit or stand on any part of
the appliance. Teach them not to play
with controls or any other part of the
cooker.
Never store anything of interest to children in
cabinets above a cooker - children climbing on
the cooker to reach them could be seriously
injured.
Clean only parts listed in this guide.
In the interests of hygiene and safety the cooker
should be kept clean at all times as a build up
in fats and other food stuff could result in a fire.
Always keep combustible wall coverings or
curtains etc. a safe distance away from your
cooker.
Do not spray aerosols in the vicinity of the
cooker while it is in on.
Do not store or use combustible
materials, or flammable liquids in the
vicinity of this appliance.
Do not use water on grease fires. Never pick up
a flaming pan. Turn the controls off. Smother a
flaming pan on a surface unit by covering the
pan completely with a well fitting lid or baking
tray. If available use a multipurpose dry
chemical or foam-type fire extinguisher.
Never leave the hotplate unattended at
high heat settings. Pans boiling over
can cause smoking and greasy spills
may catch on fire.

20
Never wear loose-fitting or hanging clothes
while using the appliance. Be careful when
reaching for items stored in cabinets over the
hotplate. Flammable material could be ignited if
brought in contact with a hot surface unit and
may cause severe burns.
Take great care when heating fats and
oils, as they will ignite if they get too
hot.
Use a deep fat thermometer whenever possible
to prevent overheating fat beyond the smoking
point.
Never leave a chip pan unattended.
Always heat fat slowly, and watch as it
heats. Deep fry pans should be only one
third full of fat. Filling the pan too full
of fat can cause spill over when food is
added. If you use a combination of oils
or fats in frying, stir them together
before heating, or as the fats melt.
Foods for frying should be as dry as possible.
Frost on frozen foods or moisture on fresh
foods can cause hot fat to bubble up and over
the sides of the pan. Carefully watch for spills
or overheating of foods when frying at high or
medium high temperatures. Never try to move a
pan of hot fat, especially a deep fat fryer. Wait
until the fat is cool.
When the grill is on, do not use the top
of the flue (the slot along the back of
the cooker) for warming plates, dishes,
drying tea towels or softening butter.
When using an electrical appliance near the
hotplate, be sure that the cord of the appliance
does not come into contact with the hotplate.
If you find a crack in the Warmer
surface immediately disconnect the
appliance from the supply and arrange
for its repair.
Take care that no water seeps into the
appliance
Only certain types of glass, glass-
ceramic, earthenware or other glazed
containers are suitable for hotplate
cooking; others may break because of
the sudden change in temperature.
Do not allow anyone to climb, stand or
hang on any part of the cooker.
Do not use aluminium foil to cover shelves,
linings or the oven roof.
Make sure that your kitchen is well
ventilated at all times. Use extractor
fans or hoods when fitted.
Never heat unopened food containers. Pressure
build up may make container burst and cause
injury.
The cooker is designed for cooking
foods only and must not be used for
any other purpose.
The oven should NOT be used for heating the
kitchen, not only does this waste fuel but the
control knobs may become overheated.
When the oven is on DO NOT leave the
oven door open for longer than
necessary.
The specification of this cooker should not be
altered.
This appliance is heavy, take care when
moving it.
When the cooker is not in use ensure that the
control knobs are in the off position.

21
Dear Installer
Before you start your installation, please complete the details BELOW.
If your customer has a problem relating to your installation they will be
able to contact you easily.
Thank you
Installer’s Name
Installer’s Company
Installer’s Telephone number

22
You must be aware of the following safety
requirements & regulations
Prior to installation, ensure that the local
distribution conditions (nature of the gas and gas
pressure) and the adjustment of the appliance are
compatible.
This appliance shall be installed in accordance
with the regulations in force and only in a well
ventilated space. Read the instructions before
installing or using this appliance.
In the UK the regulations and standards are as
follows:-
In your own interest and that of safety, it is law
that all gas appliances be installed by competent
persons. CORGI registered installers undertake to
work to safe and satisfactory standards. Failure to
install the appliance correctly could invalidate any
warranty or liability claims and lead to
prosecution. The cooker must be installed in
accordance with
All relevant British Standards / Codes of
Practice, in particular BS 5440 Part 2 2000,
For Natural Gas - BS 6172 : 1990 and BS
6891 : 1998
For LP Gas - BS 5482-1:1994 (when the
installation is in a permanent dwelling),
BS 5482-2:1977, (when the installation is
in a caravan or other non permanent
dwelling), or BS 5482-3:1999 , (when the
installation is in a boat).
The Gas Safety (Installation and Use)
regulations 1998.
The relevant Building / IEE regulations.
Provision of Ventilation
This appliance is not connected to a combustion
products evacuation device. Particular attention
shall be given to the relevant requirements
regarding ventilation.
The room containing the cooker should have an
air supply in accordance with BS 5440 Part 2 :
2000. All rooms require an openable window or
equivalent, while some rooms require a
permanent vent in addition to the openable
window. The cooker should not be installed in a
bedsitting room with volume less than 20m3. If it
is installed in a room of volume less than 5m3 an
air vent of effective area 100cm2 is required; if it
is installed in a room of volume between 5m3
and 10m3, an air vent of effective area 50cm2 is
required; while if the volume exceeds 11m3, no
air vent is required.
If there are other fuel burning appliances in the
same room, BS 5440 Part 2 : 2000 should be
consulted to determine the requisite air vent
requirements.
Location of Cooker
The cooker may be installed in a kitchen/kitchen
diner but NOT in a room containing a bath or
shower.
NOTE:
An appliance for use on LPG shall not be
installed in a room or internal space below
ground level. e.g. in a basement.
This appliance is designed for domestic cooking
only. Use for any other purpose could invalidate
any warranty or liability claim.

23
You will need the following equipment to complete the cooker installation
satisfactorily
GAS PRESSURE TESTER FLEXIBLE GAS HOSE
Must be in accordance
with the relevant
standards. For LP Gas it
should be suitable for LPG,
capable of 50mbar
pressure, 70°C
temperature rise and carry
a red stripe, band or label
MULTIMETER
(for electrical checks)
You will also need the following tools:
1. Electric drill
2. Masonry drill bit
(only required if fitting the cooker on a stone or concrete floor)
3. Rawlplugs
(only required if fitting the cooker on a stone or concrete floor)
4. Steel tape measure
5. Cross head screwdriver
6. Flat head screwdriver
7. Spirit level
8. Pencil
9. Adjustable spanner
10. Screws for fitting stability bracket
STABILITY BRACKET
If the cooker is to be
supplied with gas through
a flexible hose, a stability
bracket or chain must be
fitted.
These are not supplied
by with the cooker but
are available at most
builders merchants.

24
4 oven shelves
Checking the parts
Handyrack
Meat tin
Grill pan and trivet
twin pan supports Griddle plate
Plinth
Leveling tool
Positioning the Cooker
The diagrams below show the minimum
recommended distance from the cooker to nearby
surfaces.
he hotplate surround should be level with, or above,
any adjacent work surface. Above hotplate level a
gap of 75mm should be left between each side of the
cooker and any adjacent vertical surface. Surfaces
above hobplate level at the sides and rear of the
appliance should be heat, splash and steam resistant
e.g.tiles.
For non combustible surfaces (such as unpainted
metal or ceramic tiles) the gap at the side of the
cooker above hotplate level can be reduced to
25mm.
For safety reasons curtains must not be fitted
immediately behind the cooker.
A minimum space of 650mm is required between
the top of the hotplate and a horizontal combustible
surface.
We recommend a gap of 1110mm between units to
allow for moving the cooker. If a flush fit is required,
fit the cooker up to the unit at one side then fit the
unit the other side. Do not box the cooker in; it
must still be possible to move the cooker in and out
for cleaning and servicing.
*Any cooker hood should be installed in accordance
with the hood manufacturer’s instructions.
A clearance of 130mm is required if the cooker is near a
corner of the kitchen to allow the oven doors to open.

25
Moving the Cooker
The cooker is very heavy. Take great care.
We recommend two people manoeuvre the cooker.
Ensure that the floor covering is firmly fixed, or
removed to prevent it being disturbed when moving
the cooker around. You will need the levelling tool.
From the back tilt the cooker forward and remove
the rear half of the polystyrene base pack.
Repeat from the front and remove the front half of
the poly base. Pull the drawer out to its furthest
point. Lift it up and out.
Fit the levelling tool on the rectangular adjuster as
shown below.
LOWER THE FRONT ROLLER by doing 14 complete
(360º) turns clockwise. (This means turning and
removing the levelling tool 56 times).
Now LOWER THE TWO REAR ROLLERS.
First fit the levelling tool on the hexagonal adjusting
nut as shown below.
Make 10 complete (360º) turns clockwise. (This
means turning and removing the levelling tool 20
times).
Make sure you lower BOTH REAR ROLLERS. There
are two adjusting nuts, one for each roller, at both
the front bottom corners of the cooker.
Unfold the rear edge of pack base tray. Carefully
push the cooker backwards close to its final position
leaving just enough space to get behind it. Take care
not to damage the power cable.
Do not use the door handles or control knobs to
manoeuvre the cooker. Remove the pack base tray.
Levelling
You are recommended to use a spirit level on a shelf
in one of the ovens to check for level.
Place the cooker in its intended position taking care
not to twist it within the gap between the kitchen
units as damage may occur to the cooker or the
units.
The rollers can be adjusted to level the cooker. To
adjust the height of the rear of the cooker use the
levelling tool supplied to turn the adjusting nuts at
the front bottom corners of the cooker.
Adjust the height of the front roller to level the
cooker. Turn clockwise to raise the cooker and
anticlockwise to lower.
When you are satisfied with the height and level
raise the front of the cooker by one turn of the front
roller adjuster. Screw down the front feet to meet
the floor. Screw the front roller adjuster
anticlockwise to raise the front roller so that the

26
front of the cooker is supported on the feet, not the
front roller, to prevent accidental movement of the
cooker.
Leave the levelling tool on the adjuster with the
handle of the tool facing the rear of the cooker,
so that the customer can use it if they wish to
move the cooker.
Replace the drawer by locating on side runners and
push in.
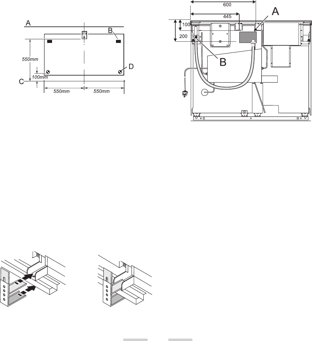
Fitting a stability bracket
A stability bracket or chain (not supplied by with
the cooker) should be fitted when the cooker is
connected to a flexible gas supply.
When fitting a stability bracket read these
instructions together with the leaflet supplied with
the bracket.
A wall face, B levelling rollers, C levelling feet, D pencil
line on floor
1. Place the cooker in its intended position and
level the cooker.
2. Draw a pencil line 100mm from the front edge of
the levelling feet.
3. Mark the centre line for the bracket by
measuring 550mm from the left hand side of the
cooker.
4. Lower the front roller and move the cooker
forward.
5. Measure back from the pencil line 550mm to
locate the front edge of the bracket. Fix the
bracket to the floor.
6. Measure the height from floor level to
engagement edge in back of cooker. Add 3mm to
this dimension and assemble the stability bracket
to this height. (i.e. from floor level to underside
of the top member) and ensure the bracket does
not foul anything
Gas Connection
The Gas supply needs to terminate with a down
facing bayonet. The rear cover boxes limit the
position of the supply point.
Because the height of the cooker can be adjusted
and each connection is different it is difficult to give
precise dimensions. Ideally the house supply
bayonet should be in the shaded area shown in the
diagram. Although a 900mm hose can be used, a
1250mm hose will allow slightly more flexibility in
the positioning of the bayonet and make moving the
cooker easier. The hose should be fitted so that both
inlet and outlet connections are vertical so that the
hose hangs downwards.
view from the rear
A position for gas supply connector
B appliance gas inlet
The connector is located just below the hotplate
level at the rear of the cooker.
The connection hose must be suitable for the gas
and pressures used and conform to the appropriate
standards. If in doubt contact, your supplier.
Screw the threaded end of the hose into the gas inlet
in the underside of the connector block on the back
of the cooker.
After completing the gas connection, check the
cooker is gas sound with a pressure test. When
checking for gas leaks do not use washing up liquid -
this can corrode. Use a product specifically
manufactured for leak detection.
Pressure Testing
The gas pressure can be measured at one of the
hotplate burner injectors. Lift off a burner head. Fit
the pressure gauge to the injector. Turn on the
hotplate burner and turn on and light the grill
burner.

27
Pressure
Natural Gas cookers 20mbar.
For LP Gas cookers 29mbar for Butane and
37mbar for Propane.
After checking the pressure, turn the taps off and
replace the burner head.
Electrical Connection
WARNING: THIS COOKER MUST BE EARTHED.
All external wiring must comply with the IEE
Regulations for the Electrical Equipment of
Buildings. Connection to the electrical supply can be
made with either a plug and socket or be
permanently wired via a double pole switch. The
cooker is supplied with a 3 core cable 2m long. If a
replacement cable is fitted it must be 250v high
temperature PVC (85°C), 1mm2. Should the plug not
fit the socket in your home, it should be removed
and replaced with a suitable plug. Note: If a plug is
fitted which is not suitable, it must be cut off and
disposed of properly. To avoid the risk of
electrocution, the plug must not be left where
children might find it and plug it into a supply
socket.
Three pin plugs to BS1363 with a capacity of not less
than 13A must be used and fitted with a 13 amp fuse
‘ASTA’ approved to BS 1362.
After replacing the fuse the cover must be refitted. If
the cover is lost, the plug must not be used until a
replacement cover has been obtained from your
supplier. The colour of the correct fuse carrier is that
of the coloured insert in the base of the fuse recess,
or stated elsewhere on the plug. Always state this
colour when ordering a replacement fuse carrier.
IMPORTANT The wires in the mains lead are
coloured in accordance with the following code:-
GREEN AND YELLOW: EARTH
BLUE: NEUTRAL
BROWN: LIVE
The wires should be connected into the terminal of
your plug as shown:
Electrical checks
EARTH CONTINUITY CHECK
The cooker must be disconnected from the power
supply. Set your meter to (ohm) on the X1 scale
and adjust to zero if necessary.
Test the leads from any of the cooker’s earth points
(e.g. inside electric box cover) - to the earth pin on
the cooker’s plug - resistance should be less than
l (ohm). If it is not, check all the earth wires for
continuity. Check that all contacts are clean and
tight. Re-check. If the resistance is still greater than
l (ohm) there may be a problem, consult a
qualified electrical engineer.
POLARITY CHECK
The cooker must be connected to the power supply.
Your meter should be set on 300V ac scale.
Test at the cooker terminal block:
1. Test leads from L to N. Your meter should read
approx. 220-240V ac.
2. Test leads from L to E. Your meter should read
approx. 220-240V ac.
3. Test leads from N to E. Your meter should read
approx. 0-15V ac.
If the readings are different from these values there
is an electrical fault. Rectify any fault and repeat the
test. If necessary repeat the test at the supply system
socket/spur - if the fault also occurs at this stage then
there is a house system fault which requires
attention by the Electrical Authority.
The customer should be warned NOT to use the
appliance until this examination has been carried
out.
Fitting the plinth
Loosen the 3 screws along the front bottom edge of
the cooker. Hook the central keyhole over the
central screw. Twist and fit each end keyhole over
their respective screws. Tighten the fixing screws.

28
Hotplate
Check each burner in turn. Push in tap and turn to
the large flame symbol. Press ignition switch on facia
panel.
Grill
Open the grill compartment door.
LP gas versions of this cooker have a grill flame
supervision device with stops the flow of gas to the
grill if the flame goes out. Turn the knob to the large
flame symbol. Press in the grill knob. This lets gas
through to the burner. Keep holding the knob
pressed in and press the igniter button or light with
a match. Keep holding the button for about 10
seconds
If when you let go of the control knob the burner
goes out, the safety device has not held in. Turn off
the grill and wait one minute then try again this time
holding in the button for slightly longer.
Fitting the oven burner trim (supplied
with some models only)
The loose oven burner trim hooks onto the
front of the oven burner bracket.
Checking the Ovens
The gas supply to each oven is controlled by a
normally closed solenoid valve operated both by the
timer and by turning ‘ON’ the appropriate oven
thermostat.
NOTE:
In the event of a power failure it is not possible to
use the ovens until the power is restored.
To Set Time of Day
1. Pull out and turn the upper clock control knob
clockwise until the clock shows the correct time
of day.
2. Check that ( ) is showing in the timer window
on the left hand side of the clock face. If it is not
turn the lower clock control knob until it is. This
means the timer is in manual mode.
3. Check that the 'Start Time Hand' is positioned
under the hour hand. If it is not push in and
turn the upper clock control hand until it is - it
should 'click' into position.
Manual Operation of Timer and Checking of
Solenoid and Thermostat
Set timer to manual. Check each oven in turn by
pushing in and turning the appropriate oven
thermostat in turn to Mark 9. A series of sparks will
occur at the oven electrode and when the oven
burner lights the sparking will stop. A small flame
will appear on the oven burner, but as this flame is
‘sensed’ by the flame supervision device, the gas
flow will come on full after a short delay. Heat each
oven for 10 minutes at Mark 9 then turn to Mark 1
and check that the flame size has reduced. Turn off
the oven thermostat and check that the oven burner
goes out.
Automatic Operation of Timer
1. Press in and turn the upper clock control knob
until the 'Start Cooking Hand' is about 10mins.
on from the current time of day.
2. Turn the lower clock control knob until a
'Cooking Time' of 2-3 mins. is shown in the timer
window
3. Set the oven control knob to Mark 9.
The timer will run until the cook period starts, when
the oven solenoid will open and the burner will light
automatically. At the end of the cooking period the
solenoid will close, the oven burner will go out and
the buzzer will sound. To stop the buzzer turn the
lower clock control knob until the ( ) manual
symbol is showing in the timer window.
Oven Light
Press the oven light switch and check that the light is
working.
NB. The oven light bulb is not included in the
guarantee
Customer care
Please complete your details in the inside cover of
this Guide. Then replace this Installation Guide back
in the Customer Care Pack in the correct position.
Please inform the user how to operate the cooker
and hand over the Customer Care Pack.
Thank you.

SERVICING - WARNING
Disconnect from electricity and gas before servicing. Check appliance is safe when you have finished.
29
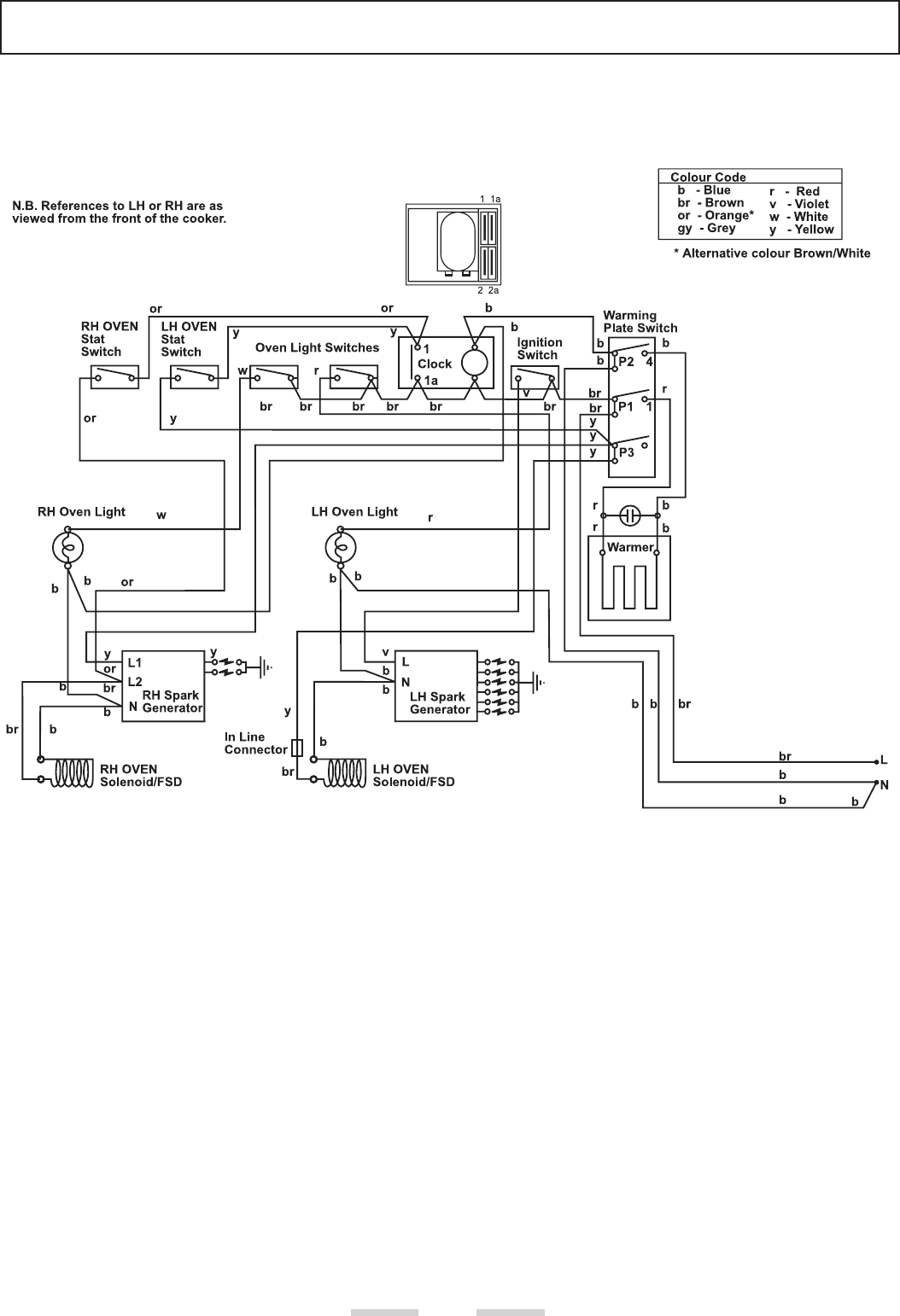
Circuit Diagram

30
Technical Data
This cooker is designed for use on either :-
NATURAL GAS (Cat I2H ) at 20mbar or
LP GAS (Cat I3+ ) Butane 29mbar / Propane 37mbar.
NB: THE NATURAL GAS AND LP GAS VERSIONS OF THESE COOKERS ARE DIFFERENT MODELS AND
CANNOT BE CONVERTED FROM ONE GAS FAMILY TO THE OTHER.
INSTALLER: Please leave these instructions with the User.
DATA BADGE LOCATION: Cooker back, serial number repeater badge below oven door opening.
Country of Destination: GB/IE
Dimensions
Overall height minimum 893mm maximum 920mm
Overall width 1100mm See ‘Positioning of Cooker’
Overall depth 648mm
Space for fixing See ‘Positioning of Cooker’
Minimum space above hotplate 650mm
Connections
Gas:Electric
Rp 1/2 at rear right-hand side 230V 50Hz
Ratings Natural Gas L.P. Gas
Injector Injector
Hotplate
Large Burner 3.0kW 134 3.0kW (210g/h) 87
Medium Burners 1.7kW 109 1.7kW (119g/h) 68
Small Burner 1.0kW 75 1.0kW (70g/h) 51
Oven 3.2kW 237 2.9kW (224g/h) 85
Grill 2.73kW 190 2.73kW (192g/h) 85
Gas burner inputs based on Gross Calorific Value
Griddle 1.5kW 1.5kW
Warmer 160W 160W
Maximum total electrical load at 230V 1.8kW (approximate total including oven lights, etc.)

31
