Snapper Lt145H33Hbv Lt145H38Hbv Lt150H38Hkv Wlt145H38Hbv Users Manual 7 4379D R1
2015-01-24
: Snapper Snapper-Lt145H33Hbv-Lt145H38Hbv-Lt150H38Hkv-Wlt145H38Hbv-Users-Manual-224657 snapper-lt145h33hbv-lt145h38hbv-lt150h38hkv-wlt145h38hbv-users-manual-224657 snapper pdf
Open the PDF directly: View PDF
.
Page Count: 44

Safety Instructions & Operator’s Manual for
LAWN TRACTOR
HYDROSTATIC DRIVE
SERIES H
MODELS
HYDROSTATIC DRIVE
LT145H33HBV
LT145H38HBV
LT150H38HKV
WLT145H38HBV
MODEL NUMBER EXPLANATION
LT 145 H 38 H B V
MODEL DESIGNATION
ENGINE HP ENGINE TYPE
DRIVE SYSTEM TYPE ENGINE MODEL
CUTTING WIDTH SERIES DESIGNATION
LT/WLT – Lawn Tractor Model Designation 38 – 38” Cutting Width Mower
145 - 14.5 HP, 150 – 15.0 HP Engine Horse Power H – Series Designation
H – Hydrostatic Transmission B – Briggs & Stratton, K - Kohler Engine
33 – 33” Cutting Width Mower V – Over Head Valve Type Engine
Thank you for buying a SNAPPER product! Before operating the Lawn Tractor, read and follow the
“IMPORTANT SAFETY INSTRUCTIONS” on pages 2 & 3, all other instructions contained in this manual and the
accompanying booklet “About Power Mower Safety”. Lawn mowers and all power equipment can be potentially
dangerous if used improperly. REMEMBER: SAFETY REQUIRES CAREFULL USE IN ACCORDANCE WITH
INSTRUCTIONS AND COMMON SENSE!
COPYRIGHT © 2001
SNAPPER INC.
ALL RIGHTS RESERVED
MANUAL No. 7-4379 (Rev 1, 8/28/01)

2
IMPORTANT SAFETY INSTRUCTIONS
WARNING: This powerful cutting machine is capable of amputating hands and feet and can throw objects that
can cause injury and damage! Failure to comply with the following SAFETY instructions could result in serious
injury or death to the operator or other persons. The owner of the machine must understand these instructions
and must allow only persons who understand these instructions to operate machine. Each person operating the
machine must be of sound mind and body and must not be under the influence of any substance, which might
impair vision, dexterity or judgment. If you have any questions pertaining to your machine which your dealer
cannot answer to your satisfaction, call or write the Customer Service Department at SNAPPER, McDonough,
Georgia 30253. Phone: (1-800-935-2967).
PROTECTION FOR CHILDREN
Tragic accidents can occur if the operator is not alert
to the presence of children. Children are often
attracted to the machine and the mowing activity.
Never assume that children will remain where you last
saw them.
1. KEEP children out of the mowing area and under
the watchful care of a responsible adult.
2. DO NOT allow children in yard when machine is
operated (even with the blade OFF).
3. DO NOT allow children or others to ride on
machine or on attachments (even with the blades
OFF). They may fall and be seriously injured.
4. DO NOT allow pre-teenage children to operate
machine.
5. ALLOW only responsible adults & teenagers with
mature judgment under close adult supervision to
operate machine.
6. DO NOT operate blades in reverse. STOP BLADES.
LOOK and SEE behind and down for children, pets
and hazards before and while backing.
7. USE EXTRA CARE when approaching blind
corners, shrubs, trees, or other objects that may
obscure vision.
PROTECTION AGAINST TIPOVERS
Slopes are a major factor related to loss-of-control
and tip-over accidents, which can result in severe
injury or death. All slopes require extra CAUTION. If
you cannot back up the slope or if you feel uneasy on
the slope, DO NOT mow it. Use extra care with grass
catchers or other attachments; these affect the
handling and the stability of the machine.
1. DO NOT operate machine on slopes exceeding 15
degrees (27% grade).
2. Exercise EXTREME CAUTION on slopes above 10
degrees (18% grade). Turn blades OFF when
traveling uphill. Use a slow speed and avoid
sudden or sharp turns.
3. DO NOT operate machine back and forth across
face of slopes. Operate up and down. Practice on
slopes with blades off.
4. AVOID uphill starts. If machine stops going uphill
or tires lose traction, turn blades OFF and back
slowly down the slope.
PROTECTION AGAINST TIPOVERS
(Continued From Previous Column)
5. STAY ALERT for holes and other hidden hazards.
Tall grass can hide obstacles. Keep away from
ditches, washouts, culverts, fences and
protruding objects.
6. KEEP A SAFE DISTANCE (at least 3 feet) away
from edge of ditches and other drop offs. The
machine could turn over if an edge caves in.
7. Always begin forward motion slowly and with
caution.
8. Use weights or a weighted load carrier in accordance
with instructions supplied with a grass catcher. DO
NOT operate machine on slopes exceeding 10
degrees (18% grade) when equipped with grass
catcher.
9. DO NOT put your foot on the ground to try to
stabilize the machine.
10. DO NOT operate machine on wet grass. Reduced
traction could cause sliding.
11. DO NOT operate machine under any condition
where traction, steering or stability is doubtful.
PREPARATION
1. Read, understand, and follow instructions and
warnings in this manual and on the machine,
engine and attachments. Know the controls and
the proper use of the machine before starting.
2. Only mature, responsible persons shall operate
the machine and only after proper instruction.
3. Data indicates that operators age 60 and above,
are involved in a large percentage of mower-
related injuries. These operators should evaluate
their ability to operate the mower safely enough to
protect themselves and others from serious injury.
4. Handle fuel with extra care. Fuels are flammable
and vapors are explosive. Use only an approved
fuel container. DO NOT remove fuel cap or add
fuel with engine running. Add fuel outdoors only
with engine stopped and cool. Clean spilled fuel
from machine. DO NOT smoke.
5. Practice operation of machine with BLADES OFF
to learn controls and develop skills.
6. Check the area to be mowed and remove all
objects such as toys, wire, rocks, limbs and other
objects that could cause injury if thrown by blade
or interfere with mowing.

3
IMPORTANT SAFETY INSTRUCTIONS
PREPARATION
(Continued From Previous Page)
7. Keep people and pets out of mowing area.
Immediately STOP blades, STOP engine, and
STOP machine if anyone enters the area.
8. Check shields, deflectors, switches, blade
controls and other safety devices frequently for
proper operation and location.
9. Make sure all safety decals are clearly legible.
Replace if damaged.
10. Protect yourself when mowing and wear safety
glasses, long pants and substantial footwear.
11. Know how to STOP blades and engine quickly
in preparation for emergencies.
12. Use extra care when loading or unloading the
machine into a trailer or truck.
13. Check grass catcher components frequently for
signs of wear or deterioration and replace as
needed to prevent injury from thrown objects
going through weak or worn spots.
OPERATION
1. Mount and dismount machine from left side.
2. Start engine from operator's seat, if possible.
Make sure blades are OFF and parking brake is
set.
3. DO NOT leave machine with engine running.
STOP engine, STOP blades, SET brake, and
Remove key before leaving operators position
of any reason.
4. DO NOT operate machine unless properly
seated with feet on feet rests or pedal(s).
5. STOP BLADES and ENGINE and make sure
blades have stopped before removing grass
catcher or unclogging mower to prevent loss of
fingers or hand.
6. Blades must be OFF except when cutting grass.
Set blades in highest position when mowing
over rough ground.
7. Keep hands and feet away from rotating blades
underneath deck. DO NOT place foot on ground
while BLADES are ON or machine is in motion.
8. DO NOT operate machine without entire grass
catcher or guards in place. DO NOT point
discharge at people, passing cars, windows or
doors.
9. Slow down before turning.
10. Watch out for traffic when near or crossing
roadways.
11. STOP engine immediately after striking an
obstruction. Inspect machine and repair
damage before resuming operation.
12. Operate machine only in daylight or with good
artificial light.
13. Move joystick (if equipped) SLOWLY to
maintain control during speed and directional
changes.
OPERATION
(Continued From Previous Column)
14. Exercise CAUTION when pulling loads. Limit loads
to those you can safely control and attach loads to
hitch plate as specified with SNAPPER attachment
instructions.
15. DO NOT operate engine in enclosed areas. Engine
exhaust gases contain carbon monoxide, a deadly
poison.
MAINTENANCE
1. DO NOT store machine or fuel container inside
where fumes may reach an open flame, spark or
pilot light such as in a water heater, furnace, clothes
dryer or other gas appliance. Allow engine to cool
before storing machine in an enclosure. Store fuel
container out of the reach of children in a well
ventilated, unoccupied building.
2. Keep engine free of grass, leaves or excess grease
to reduce fire hazard and engine overheating.
3. When draining fuel tank, drain fuel into an approved
container outdoors and away from open flame.
4. Check brakes frequently; adjust, repair or replace as
needed.
5. Keep all bolts, nuts and screws properly tight.
Check that all cotter pins are in proper position.
6. Always provide adequate ventilation when running
engine. Exhaust gases contain carbon monoxide,
an odorless and deadly poison.
7. Disconnect negative (black) cable from battery
before performing maintenance or service.
Cranking engine could cause injury.
8. DO NOT work under machine without safety blocks.
9. Service engine and make adjustments only when
engine is stopped. Remove spark plug wire(s) from
spark plug(s) and secure wire(s) away from spark
plug(s).
10. DO NOT change engine governor speed settings or
overspeed engine.
11. Lubricate machine at intervals specified in manual
to prevent controls from binding.
12. Mower blades are sharp and can cut. Wrap the
blades or wear heavy leather gloves and use
CAUTION when handling them.
13. DO NOT test for spark by grounding spark plug
next to spark plug hole; spark plug could ignite gas
exiting engine.
14. Have machine serviced by an authorized SNAPPER
dealer at least once a year and have the dealer
install any new safety devices.
15. Use only genuine SNAPPER replacement parts to
assure that original standards are maintained.
16. If battery is removed, DO NOT operate engine
without insulating Positive + battery cable terminal
with electrical tape, or sparking from the battery
cables can result.

4
TABLE OF CONTENTS
IMPORTANT SAFETY INSTRUCTIONS..........2 - 3
TABLE OF CONTENTS........................................4
SECTION 1 - FAMILIARIZATION ......................... 5
Components ........................................................5
Controls ................................................................5
SECTION 2 -
OPERATING INSTRUCTIONS ........................6-11
Pre-start Checklist ..............................................6
Operator’s Seat Adjustment ..............................6
Starting & Stopping Engine................................7
Starting & Stopping Wheel Drive .......................8
Starting & Stopping Mower Blades................ 8-9
Parking Brake.......................................................9
Cutting Height Adjustment .................................9
Rolling Tractor With Engine Off .......................10
Reverse Lockout Mechanism ...........................11
SECTION 3 -
MAINTENANCE INSTRUCTIONS .................12-16
Service - After First 5 Hours........................12
Change Engine Oil..........................................12
Check Blade Brake .........................................12
Check Mower Blade.................................. 12-13
Check Deck Drive Belt ...................................13
Service – Every 25 Operating Hours .........13
Mower Components.......................................13
Check Blade Brake .........................................13
Lubrication (Tractor)................................ 14-15
Front Wheel Bearings ....................................14
Axle Spindles ..................................................14
Clutch/Brake Pivot..........................................14
Steering Sector Gear......................................14
Steering Shaft .................................................14
Steering Drag Link..........................................14
Steering Tie Rod .............................................15
Blade Engagement Mechanism.....................15
Park Brake Lever ............................................15
Deck Lift Mechanism......................................15
Service - Annually..................................... 15-16
Engine .............................................................15
Fuel Filter................................................... 15-16
Spark Plug.......................................................16
Hydrostatic Transmission Oil........................16
IMPORTANT
The figures and illustrations in this manual are
provided for reference only and may differ from your
specific model. Contact your Snapper dealer if you
have questions.
SECTION 4 -
ADJUSTMENTS & REPAIR........................... 17-32
Engine Adjustments & Repair..........................17
Mower Deck & Component Adjustments........17
Blade Brake Adjustment...................................17
33” Deck Blade Brake Adjustment ...............17
38” Deck Blade Brake Adjustment ...............17
Blade Belt Adjustment (33” Deck) ...................18
Blade Belt Adjustment (38” deck)....................18
Adjusting Mower Blade (33” Deck).............18-19
33” Side To Side ...........................................18-19
(Deck Level Adjustment)
33” Front To Rear Sector Plates ......................20
(Deck Level Adjustment)
33” Front To Rear Front Lift Rod .....................20
(Deck Level Adjustment)
38” Side To Side ................................................21
(Deck Level Adjustment)
38” Front To Rear..............................................22
(Deck Level Adjustment)
Brake Adjustment - HYDRO DRIVE..................22
Steering Adjustment .........................................23
Shifter Adjustment ............................................23
Traction Drive Belt Adjustment........................24
Mower Blade Service ...................................25-26
Blade Wear Limits ..........................................25
Mower Blade Sharpening ..............................25
Mower Blade Replacement.......................25-26
Traction Drive Belt Removal/Replace.........26-28
Blade Belt Removal & Replacement................29
33” Deck Drive Belt ........................................29
38” Deck Drive Belt ........................................29
Battery Service .............................................30-31
AVAILABLE ACCESSORIES..................................32
SECTION 5 -
ELECTRICAL SYSTEM...................................... 33
Schematic - Briggs & Stratton..........................33
Schematic - Kohler............................................33
TROUBLESHOOTING GUIDE ...................... 34-35
MAINTENANCE SCHEDULE ............................. 36
MAINTENANCE PARTS..................................... 36
WARRANTY .................................................... 37
PRIMARY MAINTENANCE............................ 38-41

5
Section 1 - FAMILIARIZATION
COMPONENTS
The nomenclature drawings above, illustrate the
essential components of the SNAPPER Lawn Tractor. It
is recommended that all operators of this equipment
become thoroughly familiar with the components and
their operation BEFORE OPERATING.
Specific details involving the engine are found in the
separate Engine Owner’s Manual.
Study the Important Safety Instructions, this Operator’s
Manual and Engine Owner’s Manual before operating
this machine. Keep these manuals available for future
reference.
CONTROLS
All operators should be acquainted with the operator’s
controls before attempting start-up or operation of the
Lawn Tractor. See the Control Panel drawing above.
BLADE
ENGAGEMENT
LEVER
SPEED
CONTROL
LEVER
FIGURE 1.1
CUTTING HEIGHT
ADJUSTMENT LEVER
CHOKE
ENGINE
FAST
SLOW
ENGINE SPEED
CONTROL
KEY
STEERING
WHEEL
DASHBOARD
CONTROLS
FUEL TANK
(UNDER HOOD)
HOOD
OPERATOR’S
SEAT
SEAT
ADJUSTMENT
KNOB
BATTERY
(UNDER SEAT)
DISCHARGE
DEFLECTOR
MOWING DECK (33” SHOWN)
HEADLIGHTS
CONTROL PANEL
DOWN
PARK
BRAKE
LEVER
CLUTCH/BRAKE
PEDAL
OVERRIDE
LEVER

6
Section 2 - OPERATING INSTRUCTIONS
2.1 PRE-START CHECKLIST
Make the following checks and perform service as
required before each start-up.
2.1.1. Check tires and add air as needed to bring
pressure to 12 P.S.I. in front tires and 12 P.S.I. in
rear tires.
2.1.2. Check guards, deflectors and covers to make
sure all are in place and securely tightened. If guards
are missing or damaged, replace BEFORE using
mower.
2.1.3. Check engine oil and add oil as needed to
bring level up to, but not over, the FULL mark. Refer to
engine owner’s manual for oil specifications. See Figure
2.1.
FIGURE 2.1
2.1.4. Check blade engagement lever to insure it
operates properly. The blade engagement lever
must be moved manually from “ON” to “OFF” to
stop blade.
2.1.5. Clean exterior surfaces of cutting deck, engine
and tractor of any accumulation of dirt, grass, oil, etc.
Keep engine air intake screens and cooling fins clean at
all times.
2.1.6. With engine “OFF” move the tractor outside
and add fuel to the fuel tank. Securely tighten fuel cap
after refueling. Refer to engine owner’s manual for fuel
specifications. See Figure 2.2.
2.1.7. Check Reverse Lockout Mechanism. With
engine “OFF”, raise blade engagement lever to "ON".
The speed control lever cannot be shifted into
“Reverse”.
FIGURE 2.2
2.2 OPERATOR’S SEAT ADJUSTMENT
2.2.1. FRONT TO REAR ADJUSTMENT
1. With the engine "OFF", raise operator's seat and
loosen the two adjusting knobs on the seat support.
Lower the seat. Sit in the operator's seat and slide the
seat forward or backward until the clutch/brake pedal
can be fully depressed comfortably. Raise seat and
tighten the adjusting knobs to secure seat in position.
See Figure 2.3.
FIGURE 2.3
SAFE
LEVEL
AREA
FUEL TANK
TIGHTEN CAP
AFTER
FILLING TANK
LOOSEN ADJUSTING
KNOBS TO ADJUST
SEAT

7
Section 2 - OPERATING INSTRUCTIONS
2.3 STARTING & OPERATION
2.3.1. STARTING ENGINE
1. Take a comfortable position in seat of machine,
look around to make sure that the area you are going to
mow is clear of people, children and pets. Take note of
any stationary obstacles!
NOTE: The interlock system will prevent the engine from
starting if the blade engagement lever is in the "ON" (up)
position or if the clutch/brake pedal is not fully depressed. If
the interlock system ever fails to work, DO NOT OPERATE
the tractor until the interlock has been repaired.
2. Push blade engagement lever down to the "OFF"
position. See Figure 2.4.
FIGURE 2.4
3. Depress the clutch/brake pedal fully. See Figure 2.5.
4. Move speed control lever to neutral.
NOTE: The seat interlock will shut off the engine if the
operator gets off the seat without setting the parking
brake or if the blade is running. If the interlock ever fails
to work, DO NOT OPERATE the tractor until the
interlock has been repaired.
FIGURE 2.5
5. Choke engine for cold starting by moving engine
speed control to "CHOKE" position. Little or no
choking will be needed when restarting a warm
engine. Insert key in switch. Turn key to "START"
position to crank engine and hold until engine starts,
then release key to “RUN” position. See Figure 2.6.
NOTE: DO NOT crank engine for more than five
seconds at a time. This will help prevent the starter from
overheating and/or running down the battery. If cranking
time is more than five seconds, locate and correct cause
of starting problem.
6. After engine starts, release key, move the
engine speed control to "FAST" position and allow
engine to warm up before proceeding. See Figure
2.6.
FIGURE 2.6
WARNING
DO NOT leave machine with engine running. Stop
engine. Stop blade. Set parking brake. Remove key.
OFF
BLADE
ENGAGEMENT
LEVER
PUSH BLADE
ENGAGEMENT LEVER
DOWN TO “OFF” TO
START ENGINE
FAST
CHOKE
POSITION
SLOW
ENGINE
SPEED
CONTROL
KEY
LIGHT
SWITCH
PUSH PEDAL ALL THE
WAY DOWN TO START
ENGINE
CLUTCH/BRAKE
PEDAL
DOWN
PARK BRAKE
LEVER

8
Section 2 - OPERATING INSTRUCTIONS
2.3 STARTING & OPERATION (continued)
2.3.2. STARTING WHEEL DRIVE
1. Shift speed control lever to neutral.
2. Start engine. Refer to Section “STARTING
ENGINE”.
3. Release clutch/brake pedal.
4. Slowly shift speed control lever forward for
forward motion or to the rear for reverse motion. See
Figure 2.7.
FIGURE 2.7
2.3.3. STARTING MOWER BLADE
1. Start engine. Refer to Section “STARTING
ENGINE”.
2. Raise blade engagement lever to "ON". See
Figure 2.8.
FIGURE 2.8
WARNING
DO NOT operate blades in reverse. STOP BLADES.
LOOK and SEE behind and down for children, pets
and hazards before and while backing.
2.4 STOPPING ENGINE, BLADE, & WHEEL DRIVE
2.4.1. STOPPING ENGINE
1. Stop engine by turning key to the "OFF" position.
See Figure 2.9.
FIGURE 2.9
2.4.2. STOPPING WHEEL DRIVE
1. Fully depress clutch/brake pedal to stop wheel
drive. See Figure 2.10.
FIGURE 2.10
ON
BLADE
ENGAGEMENT
LEVER
PULL BLADE
ENGAGEMENT LEVER UP
TO “ON” TO START
MOWER
BLADE(S)
CLUTCH/BRAKE
PEDAL
FULLY DEPRESS
CLUTCH/BRAKE PEDAL TO
STOP WHEEL MOTION
KEY
RUN START
OFF
SPEED CONTROL LEVER
NEUTRAL
REVERSE
FORWARD
SPEEDS

9
Section 2 - OPERATING INSTRUCTIONS
2.4 STOPPING
2.4.3. STOPPING MOWER BLADE
1. Stop mower blade by moving blade engagement
lever down to the "OFF" position. See Figure 2.11.
FIGURE 2.11
WARNING
Once blade is disengaged, it should come to a
complete stop in 5 seconds or less. If the blade
continues to rotate after 5 seconds, the blade brake
must be adjusted. Refer to Section “BLADE BRAKE
ADJUSTMENT” for adjustment procedures or return
machine to dealer for adjustment. DO NOT CONTINUE
to operate mower until blade brake is properly adjusted.
2.4.4. SETTING PARK BRAKE
1. Fully depress clutch/brake pedal.
2. Move park brake lever up into slot. See Figure 2.12.
FIGURE 2.12
2.4.5. RELEASING PARK BRAKE
1. Fully depress clutch/brake pedal. Move park brake
lever “DOWN” to release park brake. Release
clutch/brake pedal. See Figure 2.13.
FIGURE 2.13
2.5. CUTTING HEIGHT ADJUSTMENT
1. Depress lock button on cutting height adjustment
lever. See Figure 2.14.
FIGURE 2.14
2. Raise or lower deck to any of six positions as
desired. Release lock button.
WARNING
DO NOT park machine on slopes.
OFF
BLADE
ENGAGEMENT
LEVER
PUSH PEDAL ALL
THE WAY DOWN
PARK BRAKE
LEVER
MOVE PARK BRAKE
LEVER “UP” TO
ENGAGE PARK BRAKE
CUTTING
HEIGHT
ADJUSTMENT
LEVER
DEPRESS
LOCK BUTTON
HIGHEST CUT
LOWEST CUT
CLUTCH/BRAKE
PEDAL
FULLY DEPRESS
CLUTCH/BRAKE
PEDAL
PARK BRAKE
LEVER

10
Section 2 - OPERATING INSTRUCTIONS
2.6. ROLLING TRACTOR WITH ENGINE OFF
2.6.1. Rolling Hydro Models
1. With engine "OFF", move to rear of tractor.
2. Pull the roll release control all the way out to
disengage the hydro transmission. See Figure 2.15.
FIGURE 2.15
3. Move tractor to desired location.
4. Push roll release control all the way in to engage
hydro transmission. See Figure 2.15.
5. Set park brake.
NOTE: The transmission will not propel the tractor if it is
left in the "ROLL" position.
WARNING
DO NOT disengage the hydro transmission and coast
down slopes. DO NOT use Roll Release Control to
disengage the hydro transmission unless machine
motion can be controlled and engine is off.
PUSH ROLL RELEASE
CONTROL ALL THE WAY
IN TO ENGAGE HYDRO
TRANSMISSION
ROLL RELEASE
CONTROL
ROLL RELEASE
CONTROL
PULL ROLL RELEASE
CONTROL ALL THE WAY
OUT TO DISENGAGE
HYDRO TRANSMISSION

11
Section 2 - OPERATING INSTRUCTIONS
2.7. REVERSE LOCKOUT MECHANISM
Data indicates that tragic back-over accidents occur
each year. These accidents usually involve unsupervised
children. Many times these children have been given
rides on the machine and have been trained to view this
potentially dangerous piece of machinery as fun rather
than being taught how to avoid danger.
This riding mower has a Reverse Lockout Mechanism.
This mechanism prevents the mower from being shifted
into reverse with the blades running. To shift into reverse
you must first stop the blades and then shift to reverse. It
is our recommendation that this mechanism remain
functional and the operator of this equipment develop the
habit of never backing up with the blades running. As the
Safety Instructions Indicate, DO NOT operate blades in
reverse. STOP BLADES, LOOK AND SEE BEHIND
AND DOWN for children, pets and hazards before
and while backing.
We realize that this could cause a change to your
previous mowing method but we encourage you to adjust
to this new system. Do not defeat the Reverse Lockout
Mechanism.
If you operate your mower near roadways or use
attachments that require quicker shifting to reverse,
there is an override lever provided. This lever can be
pushed and held before starting the blades and will allow
reverse operation until the blade engagement lever is
moved to the “OFF” position, at which time the system
will return to its Reverse Lockout mode. This feature
should never be selected unless you are absolutely sure
that no children or others are present in the mowing area
and that all children are away and supervised by a
responsible adult.
2.7.1. Reverse Lockout Mechanism Override
1. Stop machine. Stop blades.
2. Depress and hold Override Lever.
3. Raise blade engagement lever to "ON".
4. Release override lever.
WARNING
LOOK and SEE behind and down for children, pets
and hazards before and while backing.
IMPORTANT! DO NOT use the Reverse Lockout
Mechanism Override as the normal operating mode. To
return to the Reverse Lockout Mechanism mode, move
the blade engagement lever down to the “OFF” position.
The Override will reset to Reverse Lockout.
2.7.2. Check the Reverse Lockout Mechanism
Before each use, check the Reverse Lockout
Mechanism for proper function. Perform the following
check with the engine “OFF”.
1. With engine “OFF”, raise blade engagement
lever to "ON".
2. The Reverse Lockout Mechanism must
prevent the speed control lever from going into
reverse.
WARNING
DO NOT operate machine if Reverse Lockout
Mechanism is not functioning properly. Contact your
SNAPPER dealer immediately for assistance.
DANGER
LOOK and SEE behind and down for children, pets
and hazards before and while backing.
BLADES must be turned off before backing machine.
DO NOT allow children on machine (even with
blades off) or in yard when mowing.

12
Section 3 - MAINTENANCE
3.1 INTRODUCTION
To retain the quality of the Tractor, use genuine SNAPPER
replacement parts only. Contact a local SNAPPER dealer
for parts and service assistance. For the correct part or
information for a particular Tractor, always mention the model
and serial number. SNAPPER recommends returning the
Tractor to an authorized SNAPPER dealer annually for
inspection and addition of any new devices, which might
upgrade the safety of the Tractor. For the nearest
SNAPPER dealer in your area, check the yellow pages
under the heading LAWN MOWERS. For engine parts and
service, look for the engine manufacturer’s dealers under the
heading, ENGINES - gasoline.
3.2 SERVICE - AFTER FIRST 5 HOURS
WARNING
DO NOT attempt any adjustments, maintenance or
service with the engine or blades running. STOP blades.
STOP engine. Set park brake. Remove key. Remove
spark plug wire from spark plug and secure wire away
from spark plug. Engine and components can be
extremely hot. Avoid burns by allowing engine and
components sufficient time to cool.
3.2.1. CHANGE ENGINE OIL
The engine is equipped with a Fastex™ oil drain.
1. Rotate drain body counterclockwise and pull out to
open drain. See Figure 3.1.
2. Drain oil into a 2 quart container placed beneath
end of oil drain.
3. After all oil has drained, push drain body "IN" and
rotate clockwise to close.
4. Fill engine with new motor oil as specified in engine
owner's manual.
WARNING
The following procedure requires the engine and
blades to be operated. Exercise extreme caution. Clear
area of loose parts & tools first. Only operate blades
when seated in the operator’s seat.
3.2.2. CHECK BLADE BRAKE
1. Check blade brake for proper function. Blades
should stop rotating in 5 seconds or less after moving
the blade engagement lever down to the OFF position.
2. If blades continue to rotate longer than 5 seconds
do not operate machine. Refer to Section “BLADE
BRAKE ADJUSTMENT” or contact your SNAPPER
dealer for assistance.
3.2.3. CHECK MOWER BLADE
1. Remove deck from tractor.
2. Carefully position deck to access blade.
3. Check blade for sharpness, wear and damage.
Refer to Section “BLADE WEAR LIMITS”.
4. Check blade for straightness. Refer to Section
“ADJUSTING MOWER BLADE”.
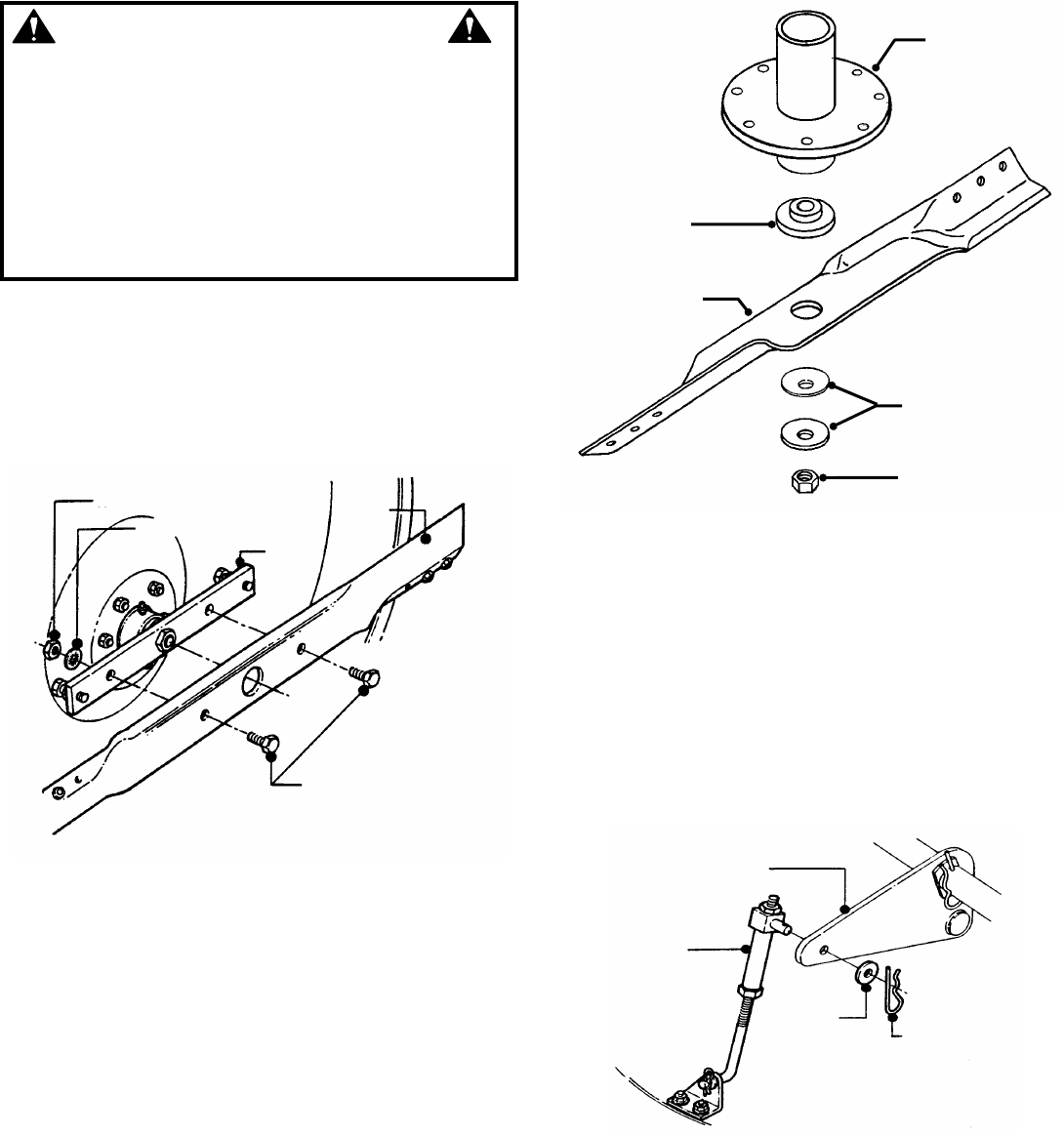
5. Check torque of blade mounting bolts. Torque to:
33” deck – 30 to 40 ft. lbs. See Figure 3.2.
38” deck – 70 to 80 ft. lbs. See Figure 3.3.
FIGURE 3.1
FIGURE 3.2
WARNING
Blades must stop rotating in 5 seconds or less after
blades have been turned off. DO NOT operate machine
until blade brake has been adjusted and functioning
properly. Contact your SNAPPER dealer for assistance.
OIL
FILLER
TUBE
ROTATE COUNTER-
CLOCKWISE AND PULL
OUT TO OPEN.
PUSH IN AND ROTATE
CLOCKWISE TO CLOSE.
FASTEX™
OIL DRAIN
TORQUE 33” BLADE TO
30 TO 40 FT. LBS.
NOTE: BRIGGS &
STRATTON ENGINE
PICTURED

13
Section 3 - MAINTENANCE
3.2.3. CHECK MOWER BLADE (Continued)
FIGURE 3.3
3.2.4. CHECK 33" DECK DRIVE BELT
1. With engine "OFF", move blade engagement
lever to "ON".
2. Measure blade cable extension spring. Spring
should extend 1" +/-1/8" for proper belt tension. See
Figure 3.4.
FIGURE 3.4
3. To adjust tension, Refer to Section “BLADE
BELT ADJUSTMENT”.
3.2.5. CHECK 38” DECK DRIVE BELT
1. On 38" model, check belt for excessive wear or
damage and replace if necessary, there are no
adjustments on this model.
3.3 SERVICE - EVERY 25 OPERATING HOURS
3.3.1. CHECK ENGINE
1. Change engine oil. Refer to Section “CHANGE
ENGINE OIL”. Refer to engine owner's manual for oil
specification.
2. Remove and clean engine air pre-cleaner. See
Figure 3.5. Refer to engine owner's manual for
cleaning instructions.
FIGURE 3.5
3. Remove and replace engine air cleaner. See
Figure 3.5. Refer to engine owner's manual for
service instructions.
3.3.2. MOWER COMPONENTS
1. Check deck drive belt for proper tension. Refer
to Section “CHECK DECK DRIVE BELT”.
2. Check blades for sharpness, wear, damage and
torque. Refer to Section “MOWER BLADE
REPLACEMENT”.
3. Check mower deck for proper levelness. Refer
to Section “MOWER DECK ADJUSTMENT -
LEVELNESS”.
4. Clean mower deck.
a. Remove key from ignition switch.
b. Remove deck.
c. Clean underside of mower deck, removing all
accumulation of grass clippings and debris.
d. Clean top of deck, removing all grass clippings
and debris.
5. 33" and 38” blade spindle lubrication.
a. Lubricate spindle with 1 to 3 shots of general
purpose grease from grease gun.
6. Lubricate all mower deck linkage pivot points
with a light coat of motor oil.
3.3.3. CHECK BLADE BRAKE
1. Refer to Section “CHECK BLADE BRAKE”.
ENGINE AIR
CLEANER
ENGINE AIR
PRE-CLEANER
TORQUE 38” BLADES TO
70 TO 80 FT. LBS.
BLADE CABLE
EXTENSION SPRING
X + 1” +/- 1/8”
X

14
Section 3 - MAINTENANCE
3.3.4. TRACTOR LUBRICATION
1. Front Wheel Bearings
Lubricate each front wheel bearing through the
grease fitting on wheel hub. Using general purpose
grease in a grease gun, add grease until grease
purges from bearing. See Figure 3.6.
FIGURE 3.6
2. Axle Spindles
Lubricate each axle spindle with 1 to 3 shots of
general purpose grease. See Figure 3.6.
NOTE: The right hand spindle fitting faces forward and
the left hand spindle fitting faces to the rear.
3. Clutch/Brake Pivot
The clutch/brake pivot is located on the left hand
underside of the tractor and is lubricated with one
shot of general purpose grease. See Figure 3.7.
FIGURE 3.7
4. Steering Sector Gear
Lubricate with a light coat of general purpose grease.
See Figure 3.8.
FIGURE 3.8
5. Steering Shaft
Lubricate steering shaft wear points with a light coat
of SAE30 oil.
6. Steering Drag Link
Lubricate both ends of steering drag link with a small
amount of SAE30 oil. See Figure 3.9.
FIGURE 3.9
AXLE SPINDLE
LUBRICATION
FITTING
FRONT WHEEL
BEARING LUBRICATION
FITTING
CLUTCH/BRAKE
PIVOT LUBRICATION
FITTING
STEERING
SECTOR
FUEL TANK
SECTOR
GEAR
DRAG LINK
LUBRICATION
POINT

15
Section 3 - MAINTENANCE
3.3.4. TRACTOR LUBRICATION
(Continued From Previous Page)
7. Steering Tie Rod
Lubricate both ends of steering tie rod with a small
amount of SAE30 oil. See Figure 3.10.
FIGURE 3.10
8. Blade Engagement Mechanism
Using SAE30 oil, lubricate the blade engagement
mechanism pivot points, which are located on the
R.H. underside of tractor. See Figure 3.11.
FIGURE 3.11
9. Park Brake Lever
Using general purpose grease, lubricate the park
brake lever mechanism pivot points, which are
located on the left hand underside of tractor. See
Figure 3.12. mechanism with a thin coat of 30 wt.
motor oil.
FIGURE 3.12
10. Deck Lift Mechanism
Lubricate all wear and pivot points of the deck lift
3.4 SERVICE - ANNUALLY
Perform all maintenance as described in Section
“SERVICE - EVERY 25 OPERATING HOURS”. Also
see service schedule.
3.4.1. ENGINE
1. Service engine according to engine owner's
manual.
3.4.2. FUEL FILTER
1. Service fuel filter as instructed below, on COLD
ENGINE ONLY!
NOTE: It may be necessary to drain the fuel tank before
removing fuel filter to prevent spillage of gasoline.
2. Locate fuel filter. Remove hose clamps and fuel
hoses from both sides of fuel filter. See Figure 3.13.
FIGURE 3.13
LUBRICATE
BOTH ENDS
OF TIE ROD
LUBRICATE
COMPONENTS ON
UNDERSIDE OF
TRACTOR
BLADE
ENGAGEMENT
LEVER
LUBRICATE COMPONENTS
ON UNDERSIDE OF TRACTOR
PARK BRAKE
LEVER
FUEL TANK
FUEL FILTER
REMOVE
HOSE CLAMPS

16
Section 3 - MAINTENANCE
3.4 SERVICE - ANNUALLY
3.4.2. FUEL FILTER
(Continued From Previous Page)
3. Install new fuel filter part number 1-4359. See
Figure 3.14.
FIGURE 3.14
4. Fill fuel tank with fresh gasoline. Refer to engine
owner's manual for fuel specifications.
3.4.3. SPARK PLUG
Remove and replace engine spark plug. Refer to
engine owner's manual for correct replacement plug
and gap specifications.
3.4.4. HYDROSTATIC TRANSMISSION OIL
The hydrostatic transmission does not require
maintenance. If any problems arise return
immediately to a Snapper dealer.
NEW FUEL FILTER
PART NUMBER 1-4359

17
Section 4 - ADJUSTMENT & REPAIR
WARNING
DO NOT attempt any adjustments, maintenance or
service with the engine or blade running. STOP blade.
STOP engine. Set brake. Remove key. Remove spark
plug wire from spark plug and secure wire away from
spark plug. Engine and components can be extremely
hot. Avoid burns by allowing engine and components
sufficient time to cool.
4.1 ENGINE ADJUSTMENTS & REPAIR
Refer to the engine owner's manual for those
adjustments and/or repairs that can be made by the
owner.
4.2 MOWER DECK & COMPONENT ADJUSTMENTS
The following mower deck and component adjustments
and repairs can be made by the owner. However, if there
is difficulty in achieving these adjustments and repairs, it
is recommended that these repairs be made by an
authorized SNAPPER dealer.
WARNING
Blades must stop rotating in 5 seconds or less after
blades have been turned off. DO NOT operate
machine until blade brake has been adjusted and
functioning properly. Contact your SNAPPER dealer
for assistance.
4.2.1. BLADE BRAKE ADJUSTMENT
The blade brake when properly adjusted will stop
blade rotation in 5 seconds or less when the blade
engagement lever is moved to the OFF position.
33” DECK BLADE BRAKE ADJUSTMENT
1. Blade brake adjustment is made by turning the
adjustment nut on the threaded brake rod. The brake
is initially set with 1-3/16” of thread exposed beyond
the nut. See Figure 4.1. Verify this setting before
attempting any adjustments. To tighten the brake
(stop blade rotation quicker) turn the adjustment nut
clockwise – ONE TURN ONLY.
IMPORTANT: DO NOT over-tighten blade brake.
Tighten one turn and check function of brake. If blade
stop time remains over 5 seconds, turn adjustment
nut 1 to 2 turns clockwise. If blade stop time remains
over 5 seconds, DO NOT OPERATE machine.
Contact your SNAPPER dealer for assistance.
FIGURE 4.1
38” DECK BLADE BRAKE ADJUSTMENT
The 38” deck requires no blade brake adjustment.
Blades must stop in 5 seconds or less after blades have
been turned off. If blades continue to rotate, contact your
authorized SNPPER dealer for assistance.
WARNING
DO NOT operate machine until blade brake has been
repaired and functioning properly. If blade stop time
can not be achieved with the adjustment procedure
described above, take machine immediately to an
authorized SNAPPER dealer.
1-3/16”

18
Section 4 - ADJUSTMENT & REPAIR
WARNING
DO NOT attempt any adjustments, maintenance or
service with the engine or blade running. STOP blade.
STOP engine. Set brake. Remove key. Remove spark
plug wire from spark plug and secure wire away from
spark plug. Engine and components can be extremely
hot. Avoid burns by allowing engine and components
sufficient time to cool. If deck front to rear level is not
correct, this could cause blade belt problems.
4.2.2. BLADE BELT ADJUSTMENT – 33” DECK
1. Move tractor to a firm, level surface.
2. Turn engine "OFF". Remove key.
3. Move blade engagement lever down to "OFF". See
Figure 4.2.
4. Place deck in mid cutting position.
5. Check front to rear level. Refer to Section “33 DECK
LEVEL ADJUSTMENT (FRONT TO REAR)”.
FIGURE 4.2
IMPORTANT: If deck front to rear level is not correct, this
could cause blade belt problems.
6. Move blade engagement lever to "ON".
7. Measure blade cable extension spring. The length of
the spring (x) should increase by 1” (+/-1/8”). See Figure
4.3.
FIGURE 4.3
8. (33" Deck) To adjust tension, remove extension rod
mounting bolt and nut. See Figure 4.4.
9. Move extension rod to next hole towards rear of
deck and secure with mounting bolt and nut.
10. Measure extension spring with blade engagement
lever in the "ON" and "OFF" positions. See Figure 4.3.
Continue adjustment until tension is correct.
IMPORTANT: Blade brake function must be verified
after performing blade belt adjustment.
11. Check blade brake. Refer to Section “CHECK
BLADE BRAKE”. Blades must stop rotating in 5
seconds or less when turned off.
FIGURE 4.4
4.2.3. BLADE BELT ADJUSTMENT – 38” DECK
The blade belt on the 38” deck requires no tension
adjustment. If the belt becomes worn or damaged it must
be replaced. Refer to Section “BLADE BELT REMOVAL &
REPLACEMENT”.
4.2.4. ADJUSTING MOWER BLADE – 33” DECK
(33" Decks Only; no adjustment for 38")
1. Select a point on the deck and mark for reference.
2. Mark blade tips as “A” and “B”.
3. Rotate blade until blade tip “A” is at deck
reference mark
4. Measure the distance between deck lip and
blade tip. Note the measurement. See Figure 4.5.
(Continued on next page)
MOVE BLADE
ENGAGEMENT
LEVER TO “OFF”
BLADE CABLE
EXTENSION
SPRING
X + 1” +/- 1/8”
X
EXTENSION
ROD
LEAST TENSION
MOST TENSION
MOUNTING
NUT & BOLT

19
Section 4 - ADJUSTMENT & REPAIR
4.2.4. ADJUSTING MOWER BLADE – 33” DECK
(Continued from previous page)
FIGURE 4.5
WARNING
DO NOT attempt any adjustments, maintenance or
service with the engine or blade running. STOP blade.
STOP engine. Set brake. Remove key. Remove spark
plug wire from spark plug and secure wire away from
spark plug. Engine and components can be extremely
hot. Avoid burns by allowing engine and components
sufficient time to cool.
NOTE: On 33” decks, the measurement between the blade
tip and deck lip should be 5/16".
5. Repeat steps 2 and 3 with blade tip “B”.
6. If measurement between blade tips and deck are
different and there is more than 1/16” difference between
blade tip measurements, adjust blade as follows:
a. Loosen jam-nuts on blade bar.
b. Adjust jack screws “IN” or “OUT” until blade
tip measurements are within 1/16” of each other.
See Figure 4.6.
c. Tighten jam-nuts.
FIGURE 4.6
4.2.5. 33" DECK LEVEL ADJUSTMENT (SIDE TO SIDE)
NOTE: Adjust tire pressure, 12 P.S.I. front and rear,
before adjusting deck.
1. Move tractor to a firm, level surface.
2. Turn engine "OFF". Remove key.
3. Place a piece of angle iron under center rear of deck.
4. Remove hair pins and washers securing rear of deck
to sector plates. See Figure 4.7.
5. Slide sector off of pins and carefully lower deck onto
angle iron.
6. Rotate blade(s) until blade tips are at each side of
deck.
7. Measure distance from blade tip to floor on each side
of deck. Blade tips should be within 1/8" of each other for
the deck to be considered level. See Figure 4.8.
FIGURE 4.7
FIGURE 4.8
8. If measurement differs more than 1/8", adjust as
follows:
a. Loosen front lift arm pivot bolt on front of right side rail.
See Figure 4.9.
FIGURE 4.9
SECTOR PLATE
REMOVE
HAIRPIN &
WASHER
33” DECK SHOWN
SIDE TO SIDE VIEW
MEASURE
FROM BLADE
TIPS TO FLOOR
ANGLE IRON
LOOSEN PIVOT BOLT
LOOSEN SHOULDER
BOLT
TURN ECCENTRIC
AS REQUIRED
MEASURE THE DISTANCE
BETWEEN DECK LIP AND
BLADE TIP
JAM
NUT
SIDE VIEW OF DECK
LOOSEN JAM NUTS, ADJUST
JACK SCREWS “IN” OR “OUT”
TO LEVEL BLADE WITH DECK
JACK SCREW

20
Section 4 - ADJUSTMENT & REPAIR
WARNING
DO NOT attempt any adjustments, maintenance or
service with the engine or blade running. STOP blade.
STOP engine. Set brake. Remove key. Remove spark
plug wire from spark plug and secure wire away from
spark plug. Engine and components can be extremely
hot. Avoid burns by allowing engine and components
sufficient time to cool.
4.2.5. 33" DECK LEVEL ADJUSTMENT
(SIDE TO SIDE)
(Continued from previous page)
b. Loosen eccentric shoulder bolt.
c. Turn eccentric "UP" or "DOWN" as required to level
deck. See Figure 4.9.
d. Tighten eccentric bolt. Place sector plates back onto
rear lift arms and secure with washers and hairpins.
4.2.6. 33" DECK LEVEL ADJUSTMENT
FRONT TO REAR - SECTOR PLATES
1. Remove hair pins and washers securing sector
plates to rear lift arms. See Figure 4.10.
FIGURE 4.10
2. Move sector plate as required to raise or lower deck.
NOTE: The deck should be set so that the rear of the deck
is 1/4" lower than the front. See Figure 4.11.
FIGURE 4.11
4.2.7. 33" DECK LEVEL ADJUSTMENT
FRONT TO REAR - FRONT LIFT ROD
If the sector plates are in their lowest setting and proper
level cannot be obtained, adjust the front lift rod as
follows:
1. Move deck lift lever to #5 position.
2. Place a 2 x 4 wooden block on edge under front
center of deck.
3. Place a 3 x 3 wooden block under rear center of
deck.
4. Remove hair pins and washers securing sector
plates. Lower rear of deck onto 3 x 3 block.
5. Remove hair pin and washer securing front lift rod
to front lift arm. See Figure 4.12.
FIGURE 4.12
6. Remove front lift rod and carefully rest front of deck
onto 2 x 4 block.
7. Loosen jam nut on front lift rod. See Figure 4.12.
8. Turn front lift rod hanger block until it can be
reinstalled into front lift arm without lifting deck.
9. Secure lift rod to lift arm with washer and hair pin.
10. Place sector plates onto rear hanger brackets and
secure with washers and hair pins.
11. Raise deck and remove wooden blocks.
12. Repeat steps for front to rear level until levelness
is acquired.
SECTOR PLATES
HIGHEST
DECK
SETTING
REMOVE HAIR PIN &
WASHER
LOWEST DECK
SETTING
33” DECK SHOWN
FRONT
REAR
MEASURE FROM BLADE
TIPS TO FLOOR
X + 1/4”
FRONT LIFT ROD
WASHER
HAIR PIN
JAM NUT

21
Section 4 - ADJUSTMENT & REPAIR
WARNING
DO NOT attempt any adjustments, maintenance or
service with the engine or blade running. STOP blade.
STOP engine. Set brake. Remove key. Remove spark
plug wire from spark plug and secure wire away from
spark plug. Engine and components can be extremely
hot. Avoid burns by allowing engine and components
sufficient time to cool.
4.2.8. 38" DECK LEVEL ADJUSTMENT
(SIDE TO SIDE)
NOTE: Before adjusting deck, bring tire pressure to
proper P.S.I.; front 12 P.S.I., rear 12 P.S.I..
1. Move tractor to a firm, level surface.
2. Turn engine “OFF”. Remove key.
3. Place a 2-1/2” tall block under the front of the deck
centered between the front lift arms. See Figure 4.13.
FIGURE 4.13
4. Place a 1-3/4" tall block under the rear of the deck in
the center. See Figure 4.13.
5. Position blades as shown and lower deck onto
blocks. See Figure 4.13.
6. Disconnect the front lift rod and the rear hanger
plates. See Figure 4.14.
7. Put the lift lever in the 3rd position from low cut.
8. Measure the distance from each blade tip to the
floor. The measurements should be within 1/8" of each
other. (Factory setting)
FIGURE 4.14
9. If the difference is less than 1/8", go to next section,
Front to rear level. If the difference is more than 1/8",
adjust as described in the following steps.
10. Loosen the front adjuster nut until adjuster moves
freely. Then tighten the nut until the adjuster moves only
when moderate force is applied to one side of the deck.
See Figure 4.15.
FIGURE 4.15
11. Adjust the side to side level of the blade tips by
moving one side of the deck up or down as needed to
obtain 1/8" or less side to side deck level.
12. After leveling deck, retighten the adjuster nut using
30 to 40 ft. lbs.
13. Attach the rear hanger plates to the hole that most
closely aligns with the pin on the deck lift bracket. Secure
with washer and hair pin.
14. Adjust the swivel on the front lift rod until it lines up
with the hole in the front lift bracket. (Make sure the lift
rod is at the top of the slot in the deck bracket) Secure
with hair pin.
FRONT OF TRACTOR
2-1/2” TALL BLOCK
SIDE TO SIDE LEVEL CHECK POINTS
1-3/4” TALL
BLOCK
JAM NUT
FRONT LIFT
ROD
WASHER
HAIR PIN
38” DECK
FRONT OF TRACTOR
ADJUSTER NUT

22
Section 4 - ADJUSTMENT & REPAIR
WARNING
DO NOT attempt any adjustments, maintenance or
service with the engine or blade running. STOP blade.
STOP engine. Set brake. Remove key. Remove spark
plug wire from spark plug and secure wire away from
spark plug. Engine and components can be extremely
hot. Avoid burns by allowing engine and components
sufficient time to cool.
4.2.9. 38" DECK LEVEL ADJUSTMENT
(FRONT TO REAR)
1. Position the blades as shown. See Figure 4.16.
FIGURE 4.16
2. Measure the distance from the left front blade tip to
the ground and from the right rear blade tip to the ground.
The front left blade tip should be between 1/8" and 3/8"
higher than the right rear (factory setting). If it is between
1/8" and 3/8" you are finished with adjustment.
3. If it is not within specifications, adjust by raising or
lowering the front of the deck using the swivel on the front
lift rod. Turning the swivel clockwise will raise the front of
the deck. Turning the swivel counterclockwise will lower
the front of the deck.
NOTE: The deck should be set so that the rear of the deck
is 1/4" lower than the front. See Figure 4.17.
FIGURE 4.17
4.3 TRACTOR DRIVE COMPONENTS
4.3.1. BRAKE ADJUSTMENT
When adjusted properly, the brake should stop the
tractor in approximately 6 feet or less from top speed.
Drive the machine at maximum forward speed and
apply the brake. If stopping distance is greater than 6
feet, brake adjustment is required.
1. Turn engine “OFF”. Remove key.
2. Locate brake adjustment nut underneath the left side
at the rear of tractor. See Figure 4.18.
3. Turn nut 1 turn clockwise to increase braking
action. DO NOT over tighten brake adjustment.
4. Start engine and test brake.
5. Continue adjustment as described above until
proper brake function is achieved.
FIGURE 4.18
FRONT OF TRACTOR
LEFT FRONT
BLADE TIP
RIGHT REAR BLADE TIP
ROTATE ADJUSTING NUT CLOCKWISE TO
INCREASE BRAKING OR COUNTER
CLOCKWISE TO DECREASE BRAKING
REAR TO FRONT VIEW OF DECK
ANGLE IRON
X - 1/8”
X

23
Section 4 - ADJUSTMENT & REPAIR
WARNING
DO NOT attempt any adjustments, maintenance or
service with the engine or blade running. STOP blade.
STOP engine. Set brake. Remove key. Remove spark
plug wire from spark plug and secure wire away from
spark plug. Engine and components can be extremely
hot. Avoid burns by allowing engine and components
sufficient time to cool.
4.3.2. STEERING ADJUSTMENT
Should excessive “Play” be noted in the steering,
adjust as follows:
1. Turn engine “OFF”. Remove key.
2. From left side of tractor, locate the steering sector
below fuel tank. See Figure 4.19.
FIGURE 4.19
3. Loosen the eccentric mounting nut and rotate the
eccentric clockwise until steering “Play” is reduced.
See Figure 4.19.
4. Tighten eccentric mounting nut.
4.3.3. SHIFTER ADJUSTMENT
The shift linkage is set at the factory and should not
require further adjustment. The shifter is adjusted
properly when the speed control lever can be placed
at rear edge of the neutral detent and the tractor
remains absolutely stationary. If motion is detected,
neutral adjustment will be required. DO NOT operate
a machine that creeps when shifted to neutral.
1. Stop engine. Remove key.
2. Move speed control lever to rear edge of neutral
detent and hold firmly.
3. Locate neutral adjustment nut underneath the
right rear of the tractor. See Figure 4.20
4. Turn the neutral adjustment nut 1/4 turn clockwise
to reduce FORWARD creep. Turn the adjustment nut
1/4 turn counter clockwise to reduce Reverse creep.
Only turn the adjustment nut in 1/4 turn increments.
5. Check for creep in neutral. Start engine. Move
speed control lever to rear edge of the neutral detent.
Machine should not move. If further adjustment is
required, stop engine and repeat Step 4.
FIGURE 4.20
WARNING
DO NOT adjust shift linkage with engine running. The
adjustment requires hands to be close to rotating
parts. STOP engine. REMOVE key.
FUEL TANK
ROTATE TO
REDUCE “PLAY”
ECCENTRIC
MOUNTING NUT
NEUTRAL
ADJUSTMENT
NUT
TURN NUT CLOCKWISE TO
REDUCE FORWARD CREEP

24
Section 4 - ADJUSTMENT & REPAIR
4.3.4. TRACTION DRIVE BELT ADJUSTMENT
Should a gradual loss of traction be noticed, it may be
necessary to adjust the traction drive belt tension.
Adjust as follows:
1. Move tractor to a firm, level surface.
2. Turn engine "OFF". Remove key.
3. Remove mowing deck.
4. Remove the traction drive belt stationary idler
mounting bolt. See Figure 4.21.
5. Move the stationary idler one hole towards left side
of tractor for more belt tension.
NOTE: Note the orientation of belt guide and make certain
it remains in the same orientation after moving idler.
NOTE: Should less tension be required move stationary
idler towards right side of tractor. See Figure 4.21.
6. Secure stationary idler with mounting bolt.
7. Place spark plug wire onto spark plug. Set park
brake. Start engine.
8. Visually inspect traction drive belt for movement.
When properly adjusted, the traction drive belt should
not have any movement or rotation with the engine
running and park brake engaged.
9. Should movement be present, readjust traction
drive belt to release belt tension as described in
previous instructions.
FIGURE 4.21
MORE
TENSION
BELT GUIDE - MAKE CERTAIN
BELT GUIDE ORIENTATION IS
MAINTAINED.
MOUNTING
BRACKET
BELT GUIDE
LESS
TENSION
STATIONARY IDLER
STATIONARY IDLER
MOUNTING BOLT
MOUNTING
BOLT
MORE TENSION
LESS TENSION
STATIONARY IDLER
MOUNTING BRACKET

25
Section 4 - ADJUSTMENT & REPAIR
WARNING
DO NOT attempt any adjustments, maintenance or
service with the engine or blade running. STOP blade.
STOP engine. Set brake. Remove key. Remove spark
plug wire from spark plug and secure wire away from
spark plug. Engine and components can be extremely
hot. Avoid burns by allowing engine and components
sufficient time to cool. Wear heavy leather gloves
when handling or working around cutting blades.
Blades are extremely sharp and can cause severe
injury.
4.4 MOWER BLADE SERVICE
4.4.1. (STANDARD) BLADE WEAR LIMITS
All mower blades should be checked for excessive wear
and damage before each use. See Figure 4.22.
FIGURE 4.22
4.4.2. (NINJA) BLADE WEAR LIMITS
The ninja recycling blade requires more frequent service
intervals than standard blades. Check for excessive wear
and damage before each use. See Figure 4.23.
FIGURE 4.23
4.4.3. (STANDARD) BLADE SHARPENING
Blades should be kept sharp at all times. When the
blades are dull, cut grass will be ragged and lawn will
usually turn brown. Sharpen standard blades as follows:
1. Move tractor to a firm, level surface.
2. Turn engine "OFF". Remove key.
3. Remove mowing deck from tractor.
4. Remove mower blade(s).
5. If a blade is in good condition, sharpen cutting edge
at an angle of 22 to 28 degrees. DO NOT sharpen
beyond existing cutting edge. Replace blades not in good
condition. See Figure 4.24.
FIGURE 4.24
4.4.4. (NINJA) BLADE SHARPENING
The Ninja recycling blades requires more frequent
service intervals than standard blades. When the blades
are dull, cut grass will be ragged and lawn will usually
turn brown. Sharpen standard blades as follows:
1. Move tractor to a firm, level surface.
2. Turn engine "OFF". Remove key.
3. Remove mowing deck from tractor.
4. Remove mower blade(s).
5. Sharpen all cutting edges of the Ninja recycling
blade at an angle of 22 to 28 degrees for optimum
performance. See Figure 4.25.
FIGURE 4.25
NEW
BLADE
WEAR LIMIT.
CUTTING EDGE
WORN.
DANGEROUS CONDITION! DO
NOT USE ON MOWER!
NOTCH FORMING
NEW
BLADE
WEAR LIMIT. (CRACKS
OR NOTCHES BEGIN
TO APPEAR)
DANGEROUS CONDITION!
DO NOT USE ON MOWER!
NINJA BLADE
22º TO 28º
BLADE TIP
22º TO 28º
ORIGINAL CUTTING EDGE
STANDARD BLADE

26
Section 4 - ADJUSTMENT & REPAIR
WARNING
DO NOT attempt any adjustments, maintenance or
service with the engine or blade running. STOP blade.
STOP engine. Set brake. Remove key. Remove spark
plug wire from spark plug and secure wire away from
spark plug. Engine and components can be extremely
hot. Avoid burns by allowing engine and components
sufficient time to cool. Wear heavy leather gloves
when handling or working around cutting blades.
Blades are extremely sharp and can cause severe
injury.
4.4.5. 33" MOWER BLADE REPLACEMENT
1. Move tractor to a firm, level surface.
2. Turn engine "OFF". Remove key.
3. Remove mowing deck from tractor.
4. Position deck on its left side to access blade.
5. Remove blade mounting bolts, nuts and washers.
See Figure 4.26.
FIGURE 4.26
6. Install new blade onto blade mounting bar.
7. Torque 30 to 40 ft lbs.
4.4.6. 38" MOWER BLADE REPLACEMENT
1. Move tractor to a firm, level surface.
2. Turn engine "OFF". Remove key.
3. Remove mowing deck from tractor.
4. Position deck to access blade.
5. Remove blade mounting nut and cone washer from
each blade. See Figure 4.27.
6. Install new blades.
7. Torque 70 to 90 ft lbs.
FIGURE 4.27
4.4.7. TRACTION DRIVE BELT REPLACEMENT
Mower Deck Removal
It is necessary to remove deck in order to replace
belts. Remove deck as follows:
1. Place tractor on a firm, level surface such as
a driveway or garage floor and set the park brake.
2. Turn engine “OFF”. Remove key.
3. Lower the deck to lowest setting.
4. Disconnect the deck lift rod from the front lift
arm. See Figure 4.28.
FIGURE 4.28
NUT
LOCK WASHER
BLADE
BAR
BLADE
BLADE MOUNTING
BOLTS
FRONT LIFT
ARM
FRONT LIFT
ROD
HAIR PIN
WASHER
BLADE
(2 REQUIRED)
CONE
WASHERS
MOUNTING
NUT
BLADE
SPACER
SPINDLE
ASSEMBLY

27
Section 4 - ADJUSTMENT & REPAIR
WARNING
DO NOT attempt any adjustments, maintenance or
service with the engine or blade running. STOP blade.
STOP engine. Set brake. Remove key. Remove spark
plug wire from spark plug and secure wire away from
spark plug. Engine and components can be extremely
hot. Avoid burns by allowing engine and components
sufficient time to cool.
4.4.7. TRACTION DRIVE BELT REPLACEMENT
Mower Deck Removal
(Continued from previous page)
5. Remove hair pins from the front deck hanger
rod. See Figure 4.29.
FIGURE 4.29
6. Hold front of deck "UP" and slide the front deck
hanger rod to the right and out then lower the front of
deck to the ground.
7. Remove hair pin and flat washer from rear deck
hanger bracket on both sides of tractor.
8. Make note of hole used in sector plates.
9. Slide sector plates off of rear deck hanger
brackets.
10. Slide deck forward.
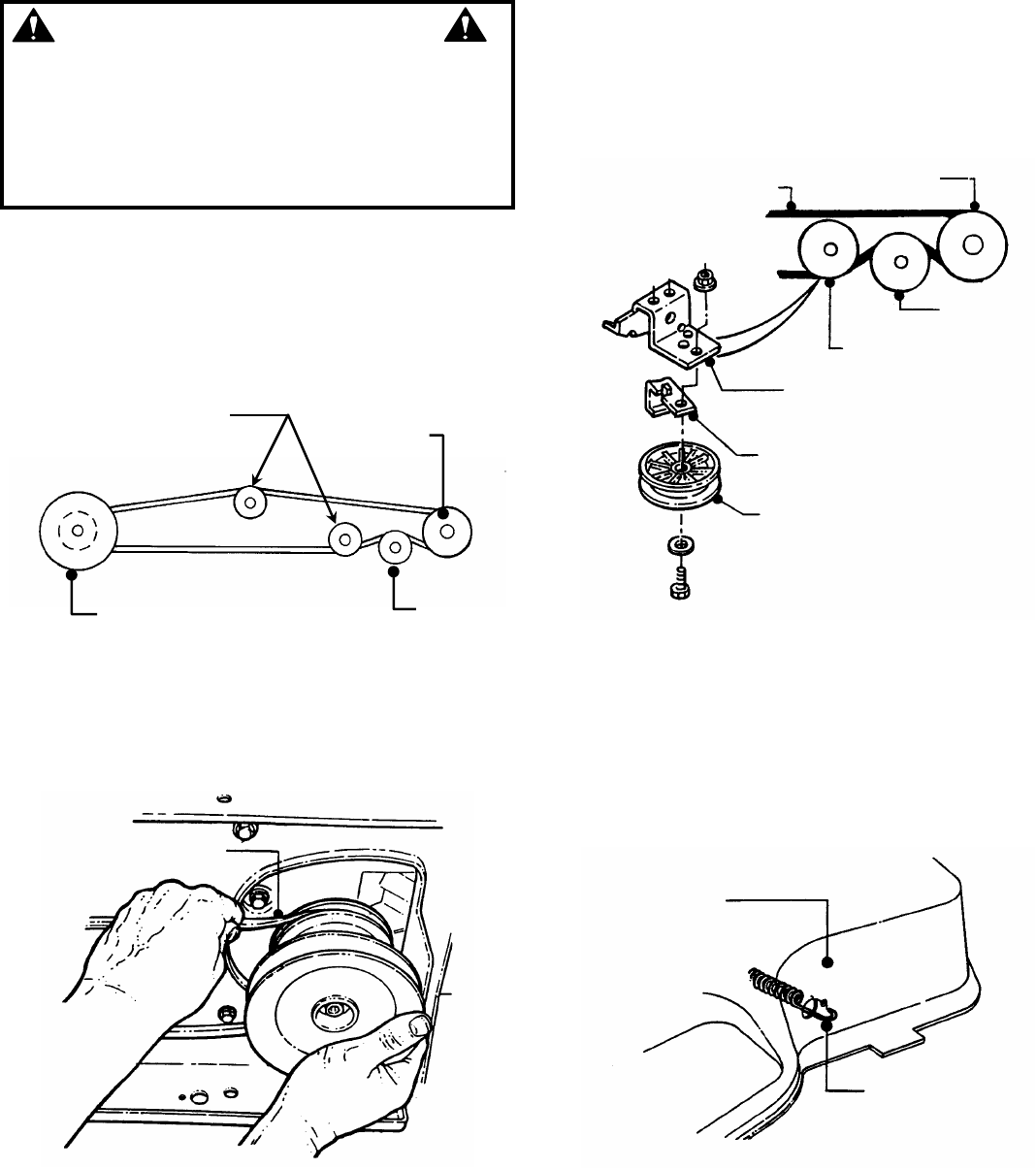
Remove deck drive belt from engine pulley bottom
groove. See Figure 4.30.
FIGURE 4.30
11. Slide deck back and disconnect spring from
tension idler.
12. Pull deck from under tractor from R.H. side.
Traction drive belt removal
1. Remove two belt guide mounting bolts from each
side of tractor frame. See Figure 4.31.
FIGURE 4.31
2. Slide belt guide assembly to the rear and remove.
3. Disconnect traction belt idler pulley spring from
tractor frame. See Figure 4.32.
FIGURE 4.32
RIGHT
SIDE
SHOWN
FRONT
AXLE
FRONT DECK
HANGER ROD
FRONT
LIFT ARM HAIR PIN
ENGINE PULLEY
BOTTOM GROOVE
30” & 33” BELT GUIDES SHOWN
BELT GUIDE
MOUNTING
BOLTS (2 EACH
SIDE)
BELT
GUIDE
RIGHT REAR
TRACTOR
FRAME
DISCONNECT
SPRING FROM
FRAME

28
Section 4 - ADJUSTMENT & REPAIR
WARNING
DO NOT attempt any adjustments, maintenance or
service with the engine or blade running. STOP blade.
STOP engine. Set brake. Remove key. Remove spark
plug wire from spark plug and secure wire away from
spark plug. Engine and components can be extremely
hot. Avoid burns by allowing engine and components
sufficient time to cool.
4.4.7. TRACTION DRIVE BELT REPLACEMENT
(Continued from previous page)
4. Remove mounting nuts that secure the traction
drive belt idler tension pulley and stationary idler
pulleys. See Figure 4.33.
VIEW FROM UNDERNEATH TRACTOR
FIGURE 4.33
5. Remove traction drive belt from engine pulley top
groove. See Figure 4.34.
FIGURE 4.34
6. Remove belt from center belt guide.
7. Pull belt until it can be removed from transmission
pulley.
Traction drive belt replacement
1. Place new traction drive belt over transmission
pulley and span to engine pulley.
2. Place belt into top groove of engine pulley.
3. Route belt through stationary and tension idlers.
See Figure 4.36.
FIGURE 4.35
NOTE: When installing a new belt, make certain the
stationary idler is mounted in the hole closest to the L.H.
side of the tractor. See Figure 4.35.
4. Make certain belt is within belt guides of idlers.
5. Attach tension idler spring to tractor frame. See
Figure 4.36.
6. Reinstall mower deck in reverse order of removal.
FIGURE 4.36
REMOVE BELT
FROM PULLEY
DRIVE BELT
TRANSMISSION
PULLEY
TENSION
IDLER
STATIONARY
IDLER
STATIONARY
IDLER BRACKET
BELT GUIDE
STATIONARY IDLER
RIGHT REAR
TRACTOR FRAME
CONNECT SPRING
TO FRAME
STATIONARY
IDLER
PULLEYS
REMOVE
ALL
PULLEYS
TENSION
IDLER
PULLEY
TRANSMISSION
PULLEY
ENGINE
PULLEY

29
Section 4 - ADJUSTMENT & REPAIR
WARNING
DO NOT attempt any adjustments, maintenance or
service with the engine or blade running. STOP blade.
STOP engine. Set brake. Remove key. Remove spark
plug wire from spark plug and secure wire away from
spark plug. Engine and components can be extremely
hot. Avoid burns by allowing engine and components
sufficient time to cool.
4.4.8. BLADE BELT REMOVAL & REPLACEMENT
33" Deck Drive Belt
1. Place tractor on a firm level surface.
2. Turn engine "OFF". Remove key.
3. Remove mower deck.
4. Remove deck belt idler pulley and spindle pulley
cover. See Figure 4.37.
FIGURE 4.37
5. Remove old belt.
6. Replace with new belt in reverse order.
7. Adjust idler pulley belt guide if necessary to obtain
1/16" clearance between belt and belt guide. See
Figure 4.38.
FIGURE 4.38
38" Deck Drive Belt
1. Place tractor on a firm level surface.
2. Turn engine "OFF". Remove key.
3. Remove mower deck.
4. Remove spindle belt guard and tension idler. See
Figure 4.39.
FIGURE 4.39
5. Remove old belt.
6. Replace with new belt in reverse order.
7. Adjust idler pulley belt guide if necessary to obtain
1/16" clearance between belt and belt guide. See
Figure 4.40.
FIGURE 4.40
REMOVE
SPINDLE
PULLEY
COVER
REMOVE
IDLER
SPINDLE PULLEY
IDLER PULLEY
1/16”
CLEARANCE
REMOVE IDLER
REMOVE BELT
GUARD
1/16”
CLEARANCE
(TYPICAL)
TENSION
IDLER
SPINDLE
PULLEY
SPINDLE
PULLEY

30
Section 4 - ADJUSTMENT & REPAIR
4.5 BATTERY
4.5.1. BATTERY REMOVAL
1. Raise operator's seat.
2. Remove the two adjusting knobs.
3. Remove seat assembly and move forward. Use
care not to disconnect wires from seat switch. See
Figure 4.41.
FIGURE 4.41
4. Remove negative ( - ) cable first.
5. Remove positive ( + ) cable last.
6. Remove battery. See Figure 4.42.
WARNING
Cables must be connected to battery terminals in the
proper position as shown. DO NOT attempt to charge
battery while installed on tractor. DO NOT use
"BOOST" chargers on the battery. If battery is
removed, DO NOT operate engine without insulating
Positive + battery cable terminal with electrical tape,
or sparking from battery cables can result.
FIGURE 4.42
4.5.2. BATTERY INSTALLATION
1. Slide battery into battery housing.
2. Connect positive (+) cable first.
3. Connect negative (-) cable last.
4. Reinstall seat assembly. Use care not to
disconnect wires from seat switch.
5. Reinstall the two adjusting knobs.
6. Lower operator's seat.
WARNING
The electrolyte (acid) produces a highly explosive
gas. Keep all sparks, flame and fire away from area
when charging battery or when handling electrolyte
or battery. Electrolyte (acid) is a highly corrosive
liquid. Wear eye protection. Wash affected areas
immediately after having eye or skin contact with
electrolyte (acid). Battery acid is corrosive. Rinse
empty acid containers with water and mutilate before
discarding. If acid is spilled on battery, bench, or
clothing, etc., Flush with clear water and neutralize
with baking soda.
4.5.3. BATTERY SERVICE
1. Remove battery. See Section on Battery Removal.
2. Place battery in a well ventilated area on a level
surface.
3. Using distilled water, refill cells as required to
cover cell plates of which can also be visualized
through the plastic battery case.
4. With cell caps removed, connect battery charger
to battery terminals. Red to positive (+) terminal and
black to negative (-) terminal.
5. Slow charge battery at 1 amp for 10 hours.
6. If battery will not accept charge or is partially
charged after 10 hours of charging at 1 amp, replace
with new battery.
4.5.4. BATTERY STORAGE
When out of season, it is recommended the battery
be removed, charged and stored.
1. Remove battery. (Refer to Section “BATTERY
REMOVAL”).
2. Perform battery service.
3. Bring battery to full charge, if required.
4. Store battery in an area away from the RIDER on a
wood surface. DO NOT STORE BATTERY ON A
CONCRETE SURFACE.
WARNING
DO NOT attempt to charge battery while installed on the
machine. DO NOT use “BOOST” chargers on the
battery. DO NOT OVERFILL!
REMOVE ADJUSTING
KNOBS AND MOVE
SEAT FORWARD
REMOVE POSITIVE
(+) CABLE LAST
REMOVE NEGATIVE (-)
CABLE FIRST

31
Section 4 - ADJUSTMENT & REPAIR
WARNING
DO NOT OVERFILL! DO NOT attempt to service or
charge the battery while it is installed on the machine.
DO NOT use “BOOST” chargers on the battery.
4.5.5. BATTERY TESTING
There are two types of battery tests: Unloaded and
Loaded. The unloaded test is the procedure that will
be discussed. It’s the simplest and most commonly
used. An unloaded test is made on a battery without
discharging current. To perform unloaded testing,
check charge condition using either a hydrometer or
voltmeter.
1. Using a voltmeter, voltage readings appear
instantly to show the state of charge. Remember to
hook the positive lead to the battery’s positive
terminal, and the negative lead to the negative
terminal.
2. A hydrometer measures the specific gravity of
each cell. The specific gravity tells the degree of
charge; generally, a specific gravity of about 1.265 to
1.280 indicates full charge. A reading of 1.230 to
1.260 indicates the battery should be charged. The
Battery Condition chart below shows the charge level
as measured by syringe float hydrometer, digital
voltmeter and five ball hydrometer.
4.5.6 NEW BATTERY PREPARATION
1. Remove battery from carton.
2. Place battery in a well ventilated area on a level non-
concrete surface.
3. Remove battery cell caps. Fill cells as required
with electrolyte (purchased separately) to proper level.
Fill to 3/16” above cell plates. Filling battery with
electrolyte will bring the battery to 80% charged state.
4. With cell caps removed, connect battery charger to
battery terminals; RED to positive (+) and BLACK to
negative (-) terminal.
IMPORTANT: 3/16” above cell plates is the recommended
level. However do not try to measure this dimension. Never
place anything in battery other than specified electrolyte.
5. Slow charge the battery at 1 amp for 2 hours to
bring the battery to full charge.
6. After charging, check level of electrolyte and add
as needed to bring level to 3/16” above cell plates.
7. Reinstall cell caps.
8. Slide battery partially into battery housing.
9. Connect positive (+) cable (red) first, from wiring
harness to the positive terminal (+) on battery using bolt
and nut provided in hardware bag. Connect negative (-)
cable (black) last, to negative terminal (-) on battery
using bolt and nut. Apply a small amount of grease over
terminals to prevent corrosion.
10. Insert battery completely into battery housing.
11. Reinstall seat assembly.
WARNING
Shield the positive terminal with terminal cover
located on battery harness. This prevents metal from
touching the positive terminal, which could cause
sparks. Cables must be connected to battery
terminals in the proper position. RED (Positive) cable
must go to the ( + ) terminal. BLACK (Negative) cable
must go to the ( - ) terminal.
Battery Condition Chart
State of Charge Syringe Hydrometer Digital Voltmeter Five Ball Hydrometer
100% Charged w/ Sulfate Stop 1.280 12.80v Five Balls Floating
100% Charged 1.265 12.60v Four Balls Floating
75% Charged 1.210 12.40v Three Balls Floating
50% Charged 1.160 12.10v Two Balls Floating
25% Charged 1.120 11.90v One Ball Floating
0% Charged Less than 1.100 Less than 11.80v Zero Balls Floating

32
Section 4 - ADJUSTMENT & REPAIR
AVAILABLE ACCESSORIES
The SNAPPER Series H LAWN TRACTOR can be equipped with a variety of accessories that increase its versatility. The
accessories available for each model are listed in the chart below. Contact an authorized SNAPPER dealer for ordering
any of the accessories desired.
AVAILABLE
ACCESSORIES LT145H33HBV LT145H38HBV
LT150H38HBV
Thatcherizer 6-1247 6-1247
Dethatcher 6-1912 6-1912
Lawn Sweeper Dethatcher 6-1914 6-1914
Lawn Sweeper 6-1913 6-1913
Aerator 6-1911 6-1911
Broadcast Spreader 6-1916 6-1916
Lawn Roller 6-1915 6-1915
42” Snow Blade* 6-1352 6-1352
44” Dozer Blade Spring Trip**** 6-1881 6-1881
Dozer Blade Support Kit 6-1370 6-1370
40” Snow Thrower**** 6-1880 6-1880
Debris Blower**** 6-1883 6-1883
RAD Quick Hitch/Subframe Kit 6-1879 6-1879
Weight Kit 6-1245 6-1245
Tire Chains 6-1085 6-1085
Ninja Recycling/Mulch Kit 6-1255 6-1878
38 Wave Recycling /Mulch Kit NA 6-1877
Single Bag Catcher*** 6-0943 6-1886
Twin Bag Catcher*** 6-0946 6-1888
Clamshell Catcher 6-3131 6-3126
Adapter Mounting Kit 6-1334 6-1334
Utility Trailer 6-1910 6-1910
Bag-N-Wagon 6-0947 NA
Bag-N-Wagon Hitch Kit 6-1308 NA
Front Bumper 6-1982 6-1982
* Requires Dozer Blade Support Kit ***Requires Adapter Mounting Kit
** Requires Snow Thrower Support Kit ****Requires Hitch/Subframe Kit

33
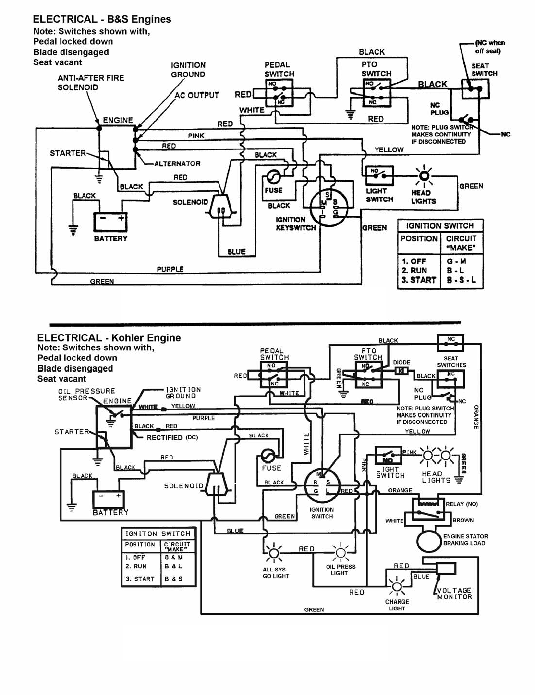
SECTION 5
-
ELECTRICAL SYSTEM
SCHEMATIC – WIRING HARNESS P.N. 2-6616
LT145H33HBV & LT145H38HBV
SCHEMATIC – WIRING HARNESS P.N. 7-3998
LT150H38HKV

34
TROUBLESHOOTING GUIDE
PROBLEM PROBABLE CAUSE CORRECTIVE ACTION
Starter Will Not 1. Battery dead. 1. Service battery.
Crank Engine 2. Blown fuse. 2. Replace fuse.
3. Electrical connections loose or corroded. 3. Clean and check connections for good contact.
4. Defective ignition switch. 4. Contact authorized SNAPPER dealer.
5. Starter Spins without engaging. 5. Release Start key and repeat attempt. If starter
continues to spin contact Engine Dealer.
Engine Will Not
Start 1. Blade engagement switch in the “ON”
position. 1. Move blade engagement switch to “OFF”.
2. Park brake not set. 2. Set park brake.
3. Fuel tank empty. 3. Fill fuel tank with fresh fuel.
4. Engine needs choking. 4. Move engine speed control to “CHOKE”.
5. Spark plug wire disconnected. 5. Place spark plug wire onto spark plug.
6. Battery weak or dead. 6. Service battery.
7. Faulty interlock switch. 7. Contact authorized SNAPPER dealer.
Engine Stalls After
1. Operator not in seat. 1. Sit in operator’s seat.
Running 2. Engine speed control in the “CHOKE”
position. 2. Move engine speed control to “FAST”.
3. Fuel tank empty. 3. Fill with fuel to proper level.
4. Engine air pre-cleaner and or air cleaner
dirty. 4. Clean free of all debris.
5. Spark plug defective or gap set improperly. 5. Service spark plug.
6. Fuel filter stopped up. 6. Replace fuel filter.
7. Water, debris or stale fuel in fuel system. 7. Drain and clean fuel system.
Engine Loses
Power 1. Excessive load on engine. 1. Lessen load by slowing ground speed.
2. Engine air pre-cleaner or air cleaner dirty. 2. Clean or replace filters.
3. Engine oil level low. 3. Fill with engine oil to proper level.
4. Engine cooling fins and air screens
excessively dirty. 4. Clean free of all debris.
5. Spark plug faulty. 5. Service spark plug.
6. Water, debris or stale fuel in fuel system. 6. Drain and clean fuel system.
Engine Backfires
When Turned To
“STOP”
1. Engine speed control set too “FAST”. 1. Set engine speed control to “SLOW” and allow
engine to idle. Then, turn key to “OFF”.
Excessive
Vibration 1. Damaged or bent mower blades. 1. Service mower blade(s).
2. Loose blade components. 2. Service and tighten loose parts.
3. Loose or missing air lift (if equipped). 3. Replace air lifts. Tighten to proper torque.
(Continued on next Page)

35
TROUBLESHOOTING GUIDE
(Continued From Previous Page)
PROBLEM PROBABLE CAUSE CORRECTIVE ACTION
Tractor Will Not
Move Or Loss Of
Traction
1. Speed control handle in the neutral “N”
position. 1. Place speed control in desired speed.
2. Roll release control in “ROLL” position. 2. Move roll release control to the engaged
position.
3. Low transmission oil level. 3. Bring oil to proper level.
4. Shifter out of adjustment. 4. Adjust shifter.
5. Traction drive belt requires adjustment. 5. Adjust traction drive belt.
6. Traction drive belt requires replacement. 6. Replace traction drive belt.
Blade(s) Not
Turning 1. Blade engagement switch in the “OFF”
position. 1. Move switch to the “ON” position.
2. Blade belt requires adjustment. 2. Adjust mower belt.
3. Blade belt requires replacement. 3. Replace mower belt.
4. Electric clutch not functioning. 4. Contact authorized SNAPPER dealer.
Cutting Grass
Improperly 1. Uneven tire pressure. 1. Bring to proper pressure.
2. Cutting height too low or high. 2. Adjust cutting height.
3. Engine speed too slow. 3. Move engine speed control to “FAST”.
4. Forward speed too fast. 4. Move speed control to a slower speed.
5. Deck side to side level requires adjustment. 5. Adjust side to side level.
6. Deck front to rear level requires adjustment. 6. Adjust front to rear level.
7. Cutting Blade dull or damaged. 7. Sharpen cutting edges or replace blade.
8. Blade belt requires replacement. 8. Replace blade belt.
9. Blade belt slipping. 9. Replace blade belt.
Poor Grass
Discharge 1. Engine speed too slow. 1. Move engine speed control to “FAST”.
2. Forward speed too fast. 2. Move speed control to a slower speed.
3. Grass is wet. 3. Mow when grass is dry.
4. Excessively worn or damaged blade(s). 4. Service mower blade(s).
5. Build up of grass clippings and debris under
deck. 5. Clean deck.
6. Improper blade(s) installed on deck. 6. Install proper SNAPPER blades.
7. Blade(s) installed improperly on deck. 7. Install blades properly.
Battery Will Not
Charge 1. Poor cable connections. 1. Clean cables and battery terminals.
2. Bad battery cell(s). 2. Replace with new battery.
3. Faulty alternator. 3. Contact engine manufacturer’s dealer.
Oil Leaking From
Transmission 1. Loose or missing oil filler cap on
transmission. 1. Check oil level and re-install oil cap.
2. Leaking axle seats. 2. Contact authorized SNAPPER dealer.
3. Leaking at casing seal. 3. Contact authorized SNAPPER dealer.

36
MAINTENANCE SCHEDULE
SUBJECT SERVICE
TO BE PERFORMED REFERENCE
PAGES
EACH
USE 5
HOURS 25
HOURS 50
HOURS 100
HOURS EACH
SEASON
Engine Check Oil Level
Page 6 X
Engine Initial Oil Change
Page 12 X
Engine Periodic Oil Change
Page 13 X*
Air Pre-Cleaner Service Sponge Pre-
Cleaner Element
Engine Manual
X**
Air Cleaner Replace Element
Engine
Manual. X**
Spark Plug Replace Plugs
Engine Manual
& 16 X
Fuel Filter Replace Filter
Page 15-16 X
Engine Cooling
System Clean Shrouds & Fins
Engine Manual
X**
Battery Check Electrolyte Page 30-31 X X
Battery Charge Battery
Page 30-31 X
Tires Check Pressures
Page 6 X X
Drive Belts Check For Wear And
Tension
Pages 26-28 X X
Mower Blades Check Wear, Damage,
And Blade Brake
Pages 13,25-26 X
Mower Deck Clean Debris
Accumulation
Page 6 X X X
Mower
Deck Clean Outside and
Underside Page 6 X X X
Lubrication
Points Grease or Oil
Pages 14-15 X X
Hydrostatic
Trans. Oil Check Oil Level
Page 16 X
Reverse
Lockout
Mechanism
Check Function
Page 11 X
*Change oil every 25 hours when operating under heavy load or high temperatures.
**Clean more often under dusty conditions or when air debris is present
MAINTENANCE PARTS
TRACTOR DRIVE BELTS MOWER BLADES
MODEL No. Engine to Transmission Engine to Deck Standard NINJA
LT145H33HBV 7-3834 2-6546 3-4168 2-4234
LT145H38HBV 7-3834 3-5500 4-2998 2-6597
LT150H38HBV 7-3834 3-5500 4-2998 2-6597

37
3 YEAR LIMITED WARRANTY
For three (3) years from purchase date for the original purchaser's residential, non-commercial use, SNAPPER, through
any authorized SNAPPER dealer will replace, free of charge (except for taxes where applicable), any part or parts found
upon examination by the factory at McDonough, Georgia, to be defective in material or workmanship or both.
For ninety (90) days from purchase date for the original purchaser's commercial, rental, or other non-residential use,
SNAPPER, through any authorized SNAPPER dealer will replace, free of charge, any part or parts found upon
examination by the factory at McDonough, Georgia, to be defective in material or workmanship or both.
All transportation costs incurred by the purchaser in submitting material to an authorized SNAPPER dealer for
replacement under this warranty must be paid by the purchaser.
This warranty does not apply to engines and their components, and batteries, as these items are warranted separately.
This warranty does not apply to parts that have been damaged by accident, alteration, abuse, improper lubrication, normal
wear, or other cause beyond the control of SNAPPER. This warranty does not cover any machine or component part that
has been altered or modified changing safety, performance, or durability.
Batteries have a one (1) year prorated warranty period with free replacement if required during the first ninety (90) days
from the original purchase date. SNAPPER will not be responsible for any installation cost incurred. The battery warranty
only covers original equipment batteries and does not cover damage to the battery or machine caused by neglect or
abuse, destruction by fire, explosion, freezing, overcharging, improper maintenance, or use of improper electrolyte.
There is no other express warranty.
DISCLAIMER OF WARRANTY
Implied warranties, including those of merchantability and fitness for a particular purpose, are limited to three (3)
years from purchase date for the original purchaser's residential or other non-commercial use, and ninety (90)
days from purchase for the original purchaser's commercial, rental or other non-residential use, and to the extent
permitted by law, any and all implied warranties are excluded. This is the exclusive remedy. Liabilities for
consequential damages, under any and all warranties are excluded.
Some states do not allow limitations on how long an implied warranty lasts, or do not allow the exclusion or
limitation of incidental or consequential damages, so the above limitation or exclusion may not apply to you.
This warranty gives you specific legal rights, and you may also have other rights which vary from state to state.
WARNING: THE USE OF REPLACEMENT PARTS OTHER THAN GENUINE SNAPPER PARTS MAY IMPAIR THE
SAFETY OF SNAPPER PRODUCTS AND WILL VOID ANY LIABILITY AND WARRANTY BY SNAPPER ASSOCIATED
WITH THE USE OF SUCH PARTS.
IMPORTANT: Please fill out the attached SNAPPER Product Registration Card immediately and mail to:
Snapper’s Product Registration Center, P.O. Box 1379, McDonough, Georgia 30253

38
PRIMARY MAINTENANCE

39
PRIMARY MAINTENANCE

40
PRIMARY MAINTENANCE

41
PRIMARY MAINTENANCE
42
SERVICE NOTES
___________________________________________________________________
___________________________________________________________________
___________________________________________________________________
___________________________________________________________________
___________________________________________________________________
___________________________________________________________________
___________________________________________________________________
___________________________________________________________________
___________________________________________________________________
___________________________________________________________________
___________________________________________________________________
___________________________________________________________________
___________________________________________________________________
___________________________________________________________________
___________________________________________________________________
___________________________________________________________________
___________________________________________________________________
___________________________________________________________________
___________________________________________________________________
___________________________________________________________________
___________________________________________________________________
___________________________________________________________________
___________________________________________________________________
___________________________________________________________________
___________________________________________________________________
___________________________________________________________________
___________________________________________________________________
___________________________________________________________________
___________________________________________________________________
___________________________________________________________________
___________________________________________________________________
___________________________________________________________________
___________________________________________________________________
___________________________________________________________________
___________________________________________________________________
___________________________________________________________________
___________________________________________________________________
___________________________________________________________________
___________________________________________________________________
___________________________________________________________________
___________________________________________________________________
___________________________________________________________________
43
SERVICE NOTES
___________________________________________________________________
___________________________________________________________________
___________________________________________________________________
___________________________________________________________________
___________________________________________________________________
___________________________________________________________________
___________________________________________________________________
___________________________________________________________________
___________________________________________________________________
___________________________________________________________________
___________________________________________________________________
___________________________________________________________________
___________________________________________________________________
___________________________________________________________________
___________________________________________________________________
___________________________________________________________________
___________________________________________________________________
___________________________________________________________________
___________________________________________________________________
___________________________________________________________________
___________________________________________________________________
___________________________________________________________________
___________________________________________________________________
___________________________________________________________________
___________________________________________________________________
___________________________________________________________________
___________________________________________________________________
___________________________________________________________________
___________________________________________________________________
___________________________________________________________________
___________________________________________________________________
___________________________________________________________________
___________________________________________________________________
___________________________________________________________________
___________________________________________________________________
___________________________________________________________________
___________________________________________________________________
___________________________________________________________________
___________________________________________________________________
___________________________________________________________________
___________________________________________________________________
___________________________________________________________________

44
Safety Instructions & Operator’s Manual for
LAWN TRACTOR
HYDROSTATIC DRIVE
SERIES H
IMPORTANT
Snapper products are built using engines that meet or exceed all applicable emissions requirements on the date
manufactured. The labels on those engines contain very important emissions information and critical safety
warnings. Read, Understand, and Follow all warnings and instructions in this manual, the engine manual, and on
the machine, engine and attachments. If you have any questions about your Snapper product, contact your local
authorized Snapper dealer or contact Snapper Customer Service at Snapper, McDonough, GA. 30253. Phone: (1-
800-935-2967).
COPYRIGHT © 2001
SNAPPER INC.
ALL RIGHTS RESERVED
MANUAL No. 7-4379 (Rev 1, 8/28/01)
WARNING
ENGINE EXHAUST, SOME OF ITS CONSTITUENTS, AND CERTAIN VEHICLE COMPONENTS CONTAIN OR
EMIT CHEMICALS KNOWN TO THE STATE OF CALIFORNIA TO CAUSE CAN
CER OR OTHER
REPRODUCTIVE HARM.
WARNING
BATTERY POSTS, TERMINALS AND RELATED ACCESSORIES CONTAIN LEAD AND LEAD COMPOUNDS,
CHEMICALS KNOWN TO THE STATE OF CALIFORNIA TO CAUSE CANCER A
ND BIRTH DEFECTS OR OTHER
REPRODUCTIVE HARM. WASH HANDS AFTER HANDLING.