Subaru Robin Power Products Eh12 2 Eh17 Eh25 Users Manual ES1154
EH12-2, EH17-2, EH25-2 to the manual 595a0410-5dc6-bf04-6953-1165256855f8
2015-02-02
: Subaru-Robin-Power-Products Subaru-Robin-Power-Products-Eh12-2-Eh17-2-Eh25-2-Users-Manual-489601 subaru-robin-power-products-eh12-2-eh17-2-eh25-2-users-manual-489601 subaru-robin-power-products pdf
Open the PDF directly: View PDF
.
Page Count: 78


CONTENTS
Section Title
1
.
2
.
3
.
4
.
5
.
6
.
7
.
8
.
Page
4-1
4-2
4-3
4-4
4-5
4-6
4-7
4-8
4-9
4-1
0
4-1
1
4-1
2
4-1 3
4-1 4
4-1
5
4-1 6
4-1 7


I.
SPECIFICATIONS
~~ ~ ~~~ ~ ~ ~~ ~~ ~~~ ~~~~ ~~ ~~~ ~ ~
EH
12-2
EH12-2B EH12-2DS
EHl2-2D EH12-2BS
Model
TY
Pe
Air-Cooled, 4-Cycle, Single-Cylinder, Horizontal
P.T.O.
Shaft, Gasoline Engine
Bore
X
Stroke
Piston Displacement
60
x
43 rnm (2.36
x
1.57 in.)
121
cm3
(7.38 cu.in.)
I
Max.
Torque
Nem (kaf*m)/rDm 15 (1
52)
/1300 7.5 (0.76) /2600
Direction
of
Rotation
Cooling system
Counterclockwise
As
Viewd From
P.T.O.
Shaft Side
Forced Air Cooling
Valve Arrangement
Lubrication
Overhead Valve
Splash Type
~~ ~ ~~~~~ ~~ ~
Lubricant
Capacity of Lubricant
0.6
L
(0.16
U.S.
gal.)
~~ ~
Automobile
Oil
SAE
#20, #30 or 1 OW-30
;
Class SE, SF
or
higher
I
Carburetor
I
Horizontal Draft, Float Type
I
Fuel
I
Automobile Gasoline
~~~~~~~ ~~
310 g/KW*h (230 gr/HP*h) At Continuous Rated Output
~ ~~~
I
Fuel Feed System
I
Gravity Type
Fuel Tank Capacity
Flywheel Magneto (Solid State) Ignition System
3.6 L (0.95
U.S.
gal.)
I
Spark Plug NGK BGES
Charging Capacity
Starter
Recoil Starter Starting System
12V
-
1.3A
-
12V
-
1.3A
-
Recoil and Electric
Starter
Recoil and Electric
Recoil
Starter
I
Speed Reduction 2:l Cam Shaft Drive
Governor System Centrifugal Flyweight System
Dry
Weight
Length
15.5 kg (34.2Ib.)
I
18.0 kg (39.7 Ib.)
I
15.0 kg (33.1 Ib.)
I
17.5 kg (38.6Ib.)
299 mm (1 1.77 in.)
I
299 mm (1 1.77 in.)
I
297 mm (1 1.69 in.)
I
297 mm(ll.69 in.)
330mrn (12.99in.)
366 mm (14.41 in.)
341 mm (13.43in.)
366 mm (14.41 in.)
-1-

EH17-2
EH17-2B EH17-2DS
EH17-2D
EH17-2BS
Model
TY
Pe
Air-Cooled, 4-Cycle, Single-Cylinder, Horizontal
P.T.O.
Shaft, Gasoline Engine
Bore
X
Stroke
~~ ~~ ~~ ~~~~ ~ ~
67
x
49
mrn
(2.64
X
1.93 in.)
172 cm3 (10.50 cu.in.)
.
Compression Ratio 8.5
Output 2.6
(3.5)
/3000 2.9 (4.0) /3600
2.6
(3.5)
/
1500 2.9 (4.0)
/
1800
Continuous
Kw
(HP)/rpm 4.4 (6.0) /4000
4.4 (6.0) /2000
Max.
Max.
Torque
Nom
(kgf*m)/rpm 21.4 (2.1 8)
/
1300
1
0.7
(1
-09)
/
2600
I I
Direction of Rotation Counterclockwise
As
Viewd From P.T.O. Shaft Side
I
Cooling system
I
Forced
Air
Cooling
I
Valve Arrangement
I
~~
Overhead Valve
I
Lubrication
I
Splash Type
~ ~~ ~~ ~
Lubricant
Capacity of Lubricant
Horizontal Draft, Float Type Carburetor
0.65
L
(0.17
U.S.
gal.)
~~~~~~~ ~
~_____
_____
~ ~
Automobile Oil
SAE
#20, #30
or
1OW-30
;
Class
SE,
SF
or higher
Fuel
310g/KW-h (230 gr/HP*h) At Continuous Rated Output
Fuel Consumption Rate
Automobile Gasoline
Fuel Feed System
3.6
L
(0.95
US.
gal.)
Fuel Tank Capacity
Gravity Type
Flywheel Magneto (Solid State)
Spark
Plug
12V
-
1.3A
-
12V
-
1.3A
-
Charging Capacity
NGK
B6HS
I
Starting System
Speed Reduction
Centrifugal Flyweight System Governor System
-
2:l
Cam Shaft Drive
Dry
Weight
Dimensions
16.5 kg (36.4 Ib.)
341
rnm
(13.43in.:
330
rnm
(12.99in.)
341
rnrn
(13.43in.) 330
mm
(12.99in.)
Width
299 mm(ll.77in.)
299
mm
(1 1.77 in.) 301
mrn
(1
1.85 in.)
301
mm
(1 1.85 in.)
Length
18.5 kg
(40.8
Ib.)
16.0 kg (35.3
Ib.)
19.0
kg (41.9
Ib.)
Height 380mm (14.96in.) 380rnm (14.96in.) 380mm (14.96in.) 380rnm (14.96in.:
-2-

~~~~~~ ~~ ~
EH25-2
EH25-2
6
EH25-2DS
EH25-2D
EH25-26s
Model
TY
Pe
Air-Cooled, 4-Cycle, Single-Cylinder, Horizontal P.T.O. Shaft, Gasoline Engine
Bore
x
Stroke
Piston Displacement
75
X
57
mm
(2.95
X
2.24 in.)
251
cm3 (15.31 cu.in;)
Compression Ratio
8.5
output 4.0
(5.5)
/3000 4.7 (6.4) /3600
4.0
(5.5)
I1
500
4.7 (6.4)
/
1800
Continuous
Kw
(HP)hm 6.3
(8.5)
/4000
6.3
(8.5)
/2000
Max.
Max.
Torque
Nom (kgf*m)/rpm 33.1 (3.38)
/
1300 16.6 (1.69)
/
2600
Direction
of
Rotation
I
Counterclockwise As Viewd From P.T.O. Shaft Side
Cooling system
Valve Arrangement
Forced Air Cooling
Overhead Valve
Lubrication
Automobile Oil SAE #20, #30 or
1
OW-30
;
Class
SE,
SF
or
higher Lubricant
Splash Type
Capacity of Lubricant
1
.O
L
(0.26
U.S.
gal.)
Carburetor
Fuel
Horizontal Draft, Float Type
Automobile Gasoline
~ ~~~ ~ ~ ~ ~~~~~
Fuel Consumption
Rate
Fuel Feed System
31
0
g/KW*h (230 gr
/
HP-h)
At Continuous Rated Output
Gravity Type
Fuel Tank Capacity
Flywheel Magneto (Solid State)
Ignition System
6.0
L
(1
59
U.S.
gal.)
Spark Plug
12V
-
1.3A
-
12V
-
1.3A
-
Charging Capacity
NGK
B6HS
Starting System Recoil Starter
Starter
Recoil and Electric
Recoil
Starter
1
Starter
Recoil and Electric
Speed Reduction
I
2:l Cam Shaft Drive
I
-
Governor System
I
Centrifugal Flyweight System
Dry Weight
332mm(l3.07in.) 332mm (13.07in.)
333mm (13.11 in.)
333mm (13.11 in.)
I
Length
27.0 kg (59.5
Ib.)
23.0
kg
(50.7
Ib.)
28.0 kg (61.7 Ib.)
24.0 kg (52.9
Ib.)
~~~ ~~
Dimensions
440mm
(17.32in.) 440mm (17.32in.)
440mm
(17.32in.)
440mm
(17.32in.)
Height
380mrn (14.96in.) 380mm (14.96in.)
380mm
(14.96in.)
380mm (14.96in.)
Width
-3-

2-1
MAXIMUM OUTPUT
The maximum output is the output of an engine with its throttle valve fully opened under the condition
that all the moving parts are properly
worn
in after the initial break-in period.
A
new engine may not produce full maximum output while its moving parts are still not broken-in.
2-2
CONTINUOUS
RATED
OUTPUT
The continuous rated output is the output
of
an engine at optimum governed speed which is most
favorable from the view point
of
engine’s life and fuel consumption.
When the engine
is
installed
on
a certain equipment,
it
is
recommended that the continuous output
required from the engine be kept below this continuous rated output.
2-3
MAXIMUM
TORQUE
The maximum torque
is
the torque at the output shaft when the engine is producing maximum output at
certain revolution.
-4-

2-4
PERFORMANCE CURVES
8
0
EHlPD,
B
HP
kW
4
3
+
3
l2
n
+
0
3
1
0
2
1
for
B
type
2000
3000
(1
000)
(1
500)
REVOLUTION
-
r.p.m.
4000
(2000)
-5-

0
EH17D,
6
for
B
tvDe
(1
000)
REVOLUTION
-
r.p.m.
N.m
kgfam
3000
4000
(1
500)
(2000)
-6-

EH25D,
B
HP
8
7
t:
$4
&
I-
2
1
0
r
I I
I
I
I
I
I
I I
I
"
"-
I
I
1
"
MAXIMUM
TORQUE
AL\
I
I
I
I I
kW
I
I
MAXIMUM
HORSEPOWER
'(NET)
I
-6
5
4
I
RECOMMENDED
I
i
N.m
kgf-m
16.5
(33)
15.5
(31)
14.5
(29)
1.7
(3.4)
1.6
(3.2)
1.5
(3.0)
1.4 (2.8)
c
2000
3000
'
4000
(1
000)
(1
500)
(2000)
REVOLUTION
-
r.p.m.
-7-

3.
FEATURES
,
,
1.
The overhead valve design offers
a
compactness, light weight and ideal combustion characteristics
2.
An
optimum lubrication and better tilted operation thanks to upright cylinder design.
3.
A crossflow arrangement
of
intake and exhaust ports ensures stable performance under high ambient
temperature.
4.
The automatic decompressiom system lightens
the
recoil pull force by
40%
comparing to the
conventional
SV
engines.
5.
An easy operation thanks to integrated engine control system.
Improved throttle mechanism
is
adopted for easy starting.
6.
Combustion and mechanical noises have been analyzed acoustically and improved for better tonal
quality and lower engine noise.
7.
Optimally designed reciprocating parts reduce the vibration level of the engine.
EH25-2
engine
equips single through-balancer shaft as an option.
resulting in more power from Iess fuel and prolonged engine life.
4.
GENERAL DESCRIPTION
OF
ENGINE COMPONENTS
4-1
CYLINDER
AND
CRANKCASE
The cylinder and crankcase
is
single piece aluminum
diecasting. The cylinder liner, made of special cast
iron,
is
molded into the aluminum casting.
The crankcase has a mounting surface. on the output
shaft side, where the main bearing cover is attached.
4-2
MAIN
BEARING
COVER
The main bearing cover
is
an aluminum diecasting,
which
is
mounted on the output shaft side of the
crankcase.
Remove the main bearing cover to inspect the inside
of
the engine.
The pilots and bosses are machined on the cover for
direct mounting of the engine onto such machines
as
generators and pumps.
Oil gauge (fillers) are on both sides of the cover for
easy maintenance.
Fig.
4-1
OIL GAUGE
OIL
GAUGE
/"-
\
/"
Fig.
4-2
-8-

4-3
CRANKSHAFT
The crankshaft is forged carbon steel, and
the
crank
The output end of the shaft has a crankshaft gear, and
balancer gear for
EH25-2
which are pressed into
position.
W
pin is induction-hardened.
44
CONNECTING
ROD
AND
PISTON
The connecting rod is an aluminum alloy diecasting,
and
its
large and smalI ends function as bearings.
The piston
is
an aluminum alloy casting, and carries
two compression rings and one
oil
ring.
4-5
PISTON RINGS
The piston rings are made
of
special cast iron.
The profile of the top ring
is
barrel face and the
second ring has a tapered
face.
The
oil
ring consists
of
a cutter ring and a
coil
expander for better sealing and less oil consumption.
B
TYPE
D
TYPE
Fig.
4-3
I
fig.
4-4
TOP
RING
SECOND
RING
OIL
RING
fig.
4-5
-9-

4-6
CAMSHAFT
The camshaft
for
the D-type engine is made
of
special cast iron and camshaft gears are casted to-
gether
in
one piece.
Both sides of the shaft fit into the plane bearings on
the crankcase and main bearing cover.
The camshaft for the B-type engine is made of
forged carbon steel and also functions as PTO shaft.
The cam gear
is
press fitted on the shaft and the ball
bearings are employed
on
both sides for supporting
the shaft.
4-7
VALVE ARRANGEMENT
The intake valve is located
on
flywheel side
of
the
cylinder head.
The hard alloy valve seats axe molded in the cylinder
head and stellite is fused to the exhaust valve face.
The cylinder baffle leads cooling air to the exhaust
valve area for the optimum cooling.
4-8
CYLINDER HEAD
The cylinder head is an aluminum die casting which
utilizes wedge
type
combustion chamber
for
the
highest combustion efficiency.
B
TYPE
D
lYPE
Fig.
4-6
n
/
INTAKE
Fig.
4-7
Fig.
4-8
-
10
-

4-9
GOVERNOR SYSTEM
The governor
is
a centrifugal flyweight type which
ensures constant operation at the selected speed
against load variations.
The governor gear with governor weights is installed
on the main bearing cover.
4-10
COOLING SYSTEM
The large fins on the flywheel provide sufficient
cooling air capacity
for
the inlet and exhaust area
and cylinder.
The cylinder baffle helps the cooling air flow effi-
ciently.
GOVERNOR
GEAR
/
Fig.
4-9
4-1
1
LUBRICATION
All the rotating and sliding parts are splash-
lubricated by the oil scraper on the connecting rod.
I
OIL
SCRAPER
Fig.
4-10
4-1
2
-IGNITION SYSTEM
The ignition system is a transistor controlled mag-
neto ignition system which cosists of a flywheel and
an ignition coil with a built in transistor.
This system has an ignition timing advance for easy
starting.
Fig.
4-1
7
-
11
-

4-13
CARBURETOR
The engines are equipped with a horizontal draft
carburetor that has a float controlled fuel system and
a
fixed
main jet.
The carburetors are calibrated carefully for easy
starting, good acceleration, low fuel consumption
and sufficient output.
4-14
AIR
CLEANER
The air cleaner is a
single
urethane foam element system.
As
an option, heavy duty type with
a
double
element type is available.
CLEANER
CASE
Single
element type
Fig.
4-
1
3-
I
4-15
BALANCER
(Option
for
EH25-2)
Unbalanced inertia force
is
balanced by the balancer
which rotates at the same speed with the crankshaft
to effectively reduce vibration.
CLEANER COVER
Double element type
Fig.
4-
13-2
BALANCER
I
-
Fig.
4-14
-
12-

4-16
DECOMPRESSION
SYSTEM
An
automatic decompression mechanism which
opens exhaust valve before the piston reaches com-
pression top
is
assembled on the camshaft for easy
starting.
AUTOMATIC
DECOMPRESSOR
SYSTEM
Fig.
4-14
-
13-

4-1
7
SECTIONAL
VIEW
OF
ENGINE
FUEL
TANK
FLYWHEEL
MAIN
BEARING
COVER
-
14-

a
ROCKER
ARM
PUSH ROD
-
15
-

5.
DISASSEMBLY
AND
REASSEMBLY
5-1
PREPARATIONS AND SUGGESTIONS
1)
When disassembling the engine, memorize the locations
of
individual parts
so
that they can be
reassembed correctly. If yor are uncertain
of
identifying some parts, it
is
suggested that tags be
attached to them.
2)
Have boxes ready to keep disassembed parts by group.
3)
To
prevent losing and misplacing, temporarily assemble each group
of
disassembed parts.
4)
Carefully handle disassembed parts, and clean them with washing oil
if
necessary.
5)
Use
the correct tools in the correct way.
5-2
SPECIAL
TOOLS
Tool
No.
Use
Tool
209
-
95004-
07
For
pulling
off
the flywheel
EH25-2
Flywheel
puller with
bolt
Market
parts
For
pulling
off
the flywheel
EH12-2,
EH17-2
Flywheel puller
/"-
FLYWHEEL PULLER FLYWHEEL
PULLER
Fig.
5-1
-
16
-

5-3
DISASSEMBLY PROCEDURES
Step
Tool
Remarks Procedures
Part
to
remove
I
1
14mm
box
wrench
Be careful
not
to
lose the
(1)
Remove
oil
drain
plug
and drain oil. Oil drain
(2)
To
discharge oil quickly, remove oil gasket.
gauge.
GASKET
I
Fig. 5-2
DRAIN
PLUG
-
17
-

Step
Tool
Remarks
Procedures
Part
to
remove
I
2
Fuel
tank
1
(1)
Close
fuel
valve.
(2) Disconnect fuel hose between fuel strainer
and carburetor.
(3)
Remove fuel
tank
from cylinder
head.
M6X14mm bolt
*.--
4pcs. (EH12-2,17-2)
M8X20mm bolt
0-
4pcs. (EH25-2)
~ ~ ~~ ~~
Wipe
off
spilt
fuel
thoroughly.
1
Omm
(1
2mm)
socket
wrench
(EH12-2,
17-2)
(EH25-2)
FUEL
HOSE
-*
Fig.
5-3
-
18
-

Step
I
Part
to
remove
I
Procedures
I
Remarks
I
Tool
Recoil starter
(1)
Remove recoil
from
blower housing.
M6
X
8mm
flange
bolt
-
-
4pcs.
1
Omm
box
wrench
I
housing
5
Oil sensor
(Option)
I
(1)
Remove blower housing
from
crankcase.
M6X
i2mm
flange bolt 4pcs.
lOmm
box
wrench
(1)
Remove oil sensor probe.
Be
careful not
to damage stick and sensor since these are
sensitive and
an
erratic operation
may
result.
BLOWER
HOUSING
Fig.
5-4
-
19
-

)art
to remove
Muffler cover,
Muffler and
Exhaust pipe
cover
Procedures
(1) Remove muffler cover
and
exhaust pipe
cover.
M6X
lOmm flange
bolt
0..
Spcs.
(2) Remove
muffler
from crankcase and
cylinder head.
M8 nut 2pcs.
M6
X
12mm
flange bolt
-
1
PC.
M8X
16mm flange
bolt
-
1 pc.
(EH25-2)
(EHl2-2,17-2)
I
Remarks
Be careful
not
to
lose
muffler gasket.
Tool
8mm, lOmm
and
12mm socket wrench
M8
NUT
:
2
pcs.
MUFFLER
COVER
c
Fig.
5-5
-
20.-

Control
box
and Electric
(Option)
Procedures
Tool
Remarks
(1)
Disconnect wires.
blue
1
(diode rectifier
)
light blue
1
(diode rectifier
)
black
***
1
(magnetic switch)
(2)
Remove black wires from electric starter.
(3)
Remove control
box.
12mm socket wrench
(4)
Loosen
two
bolts
and
remove electric
Fastened together with
fuel
tank.
starter.
M8
bolt 2pcs.
to
-
21
-

Head cover
L
Air
cleaner
Procedures
Tool
Remarks
(1)
Remove head cover from crankcase.
1
Omm
M6
X
12mm flange bolt
1
pc. socket wrench
(1)
Remove cleaner cover and cleaner
lOmm
Fastened together with
element.
M6
flange
nut
2pcs.
socket wrench
carburetor.
1
(2)
Remove cleaner case.
c
.GASKET
\
CLEANER CASE
c
c
Fig.
57
-
22
-

Step
10
-
11
12
-
13
-
Part
to
remove
I
~
Procedures
Governor
lever,
Governor rod
and Governor
spring
Carburetor
(1) Unhook governor spring from speed
control lever.
(2) Remove governor lever from governor
shaft.
M6X30mm
bolt and washer
-e
lpc.
(3)
Detach governor lever, governor rod and
rod spring from carburetor.
(1)
Remove carburetor from
intake
pipe.
Bolt and washer on
governor lever
only
needs to be loosened.
1
Omm
socket wrench
Speed control (1) Remove stop plate, friction plate and
lever speed control lever.
M6
X
14mm flange bolt
.
-
-.
1
PC.
lOmm
socket wrench
Intake pipe (1) Remove
intake
pipe from cylinder head. Be careful not
to
lose 10mm, 12mm
M6 flange nut
-
-
2pcs. (EH12-2,17-2) insulator and gasket. socket wrench
M6
X
25mm
flange bolt
-
-
1 pc.
M8 X28mm bolt and washer
(EH12-2, 17-2)
-.-a
~PCS.
(EH25-2)
STOP
PLATE
M6
FLANGE NUT
:
2
PCS.
(EH12-2, 17-2) GASKET (INSUMTOR)
M6
FLANGE BOLT
1
PC.
(EH12-2, 17-2)
FRICTION PLATE
M8
BOLT
and
WASHER
:
3
pcs.
(EH25-2)
SPEED CONTROL LEVER ARBURETOR
ROD
SPRING
GOVERNOR
ROD
GOVERNOR
LEVER
M6
BOLT
and
WASHER
:
1
PC.
Fig.
5-8
-
23
-

14
Ignition coil
l-
“
”
Procedures
I
Remarks
(1)
Disconnect ignition
plug cap
and
remove
ignition coil
from
crankcase.
M6X25mm bolt and washer
...-
2pcs.
(1)
Remove starter pulley
from
flywheel.
Place socket wrench on flywheel fastening
nut and strike
tip
of the lever
with
hammer. Refer to the illustration below.
(See Fig.
5-9.)
14mm nut lpc. (EHl2-2, 17-2)
18mmnut
****
1pC. (EH25-2)
Do not place bar
or
screw
driver in flywheel
fin
to
loosen flywheel nut.
I
1
9mm(EH12-2,17-2)
24mm(EH25-2)
socket wrench
c
(EH12-2,
17-2)
(EH25-2)
Fig.
5-70
-
24
-
Fig.
5-9

Step
Too
I
Remarks
Procedures
Part
to
remove
16
Flywheel puller
Use flywheel puller
as
(1)
Remove flywheel
from
crankshaft.
Flywheel
(2)
Remove
key
from crankshaft. illustrated below.
(See
Fig.
5-12.)
(See Fig.
5-1
1.)
~
17
(1)
Remove charge
coil.
Charge
coil
I
(Option)
M6
X
25mm
Screw
2pcs.
18
21
mrn
(1)
Remove spark
plug
from
cylinder head.
Spark
plug
socket wrench
Fig.
5-1
1
FLYWHEEL
-
25
-

step
19
20
~~~ ~
Part
to
remove
Rocker cover
Cylinder head
Procedures Remarks
(I)
Remove rocker cover
from
cyIinder head.
(2)
Remove gasket. (rocker cover)
M6X 12mm flange bolt
..-.
4pcs.
(1)
Remove cylinder head from crankcase.
M8x65mm flange bolt
....
4pcs.
MIOX75mmflangebolt
--.-
4pcs.
(EH12-2,
17-2)
(EH25-2)
(2)
Detach cylinder head gasket from cylinder
(3)
Remove
push
rods.
head.
M6
FLANGE
BOLT
:
4
pcs.
Tool
1
Omm
socket
wrench
12mm, 14mm
socket wrench
Fig.
5-74
-
26
-

Step
21
-
Part
to
remove
Main bearing
cover
Procedures
(1) Remove main bearing cover fastening
bolts.
M6X30mm bolt and washer
-
8pcs.
M8X30mm bolt and washer
-.-.
8pcs.
(2)
Remove main bearing cover using plastic
(EH
12-2, 17-2)
(EH25-2)
hammer.
(See Fig.
5-15)
I
!
I
-
-
L
Fig.
5-15
Remarks
Be careful
not
to
damage
oil
seal.
MAIN
M6
BOLT
and
WASHER
:
8
pcs.
(EH12-2,
17-2)
M8
BOLT
and
WASHER
:
8
pcs.
(EH25-2)
1
Omm,
12mm
socket wrench
L
Fig.
5-1
6
-
27
-

I
I
Step
22
-
-
23
Part
to
remove
,
Procedures
1
Cam shaft and
Balancer shaft
(Option for
EH25-2)
Tappet
(1)
Remove cam shaft from crankcase.
(2)
Remove balancer shaft.
(Option for
EH25-2)
(1)
Remove tappets
from
crankcase.
Remarks
Tool
t
To
prevent
tappets
from
getting damaged, put the
crankcase upside down.
(See
Fig.
5-17.)
Put a
tag
on
tappets to
identify intake and
exhaust.
,.
-
28
-

Step
I
Partto
remove
I
Procedures
24
~~~
Connecting
(1)
Remove connecting rod bolt after scraping
rod and
off
carbon from cylinder and piston.
Piston M6
X
34mm flange bolt 2pcs. (EHI 2-2)
M7X37mm flange bolt 2pcs. (EH17-2)
M8x46mm
flange bolt 2pcs. (EH25-2)
(2) Remove connecting rod cap.
(3)
Remove connecting
rod
from upper side
of
crankcase after rotating crankshaft
so
that piston comes up to top dead center.
,
,
i
~
25
Piston and
(1)
Remove clips and piston pin.
Piston rings
(2)
Remove piston from connecting rod.
(3) Remove piston
rings
from piston.
CLIP
PISTON RING
PISTON
,
/-
c
/
PISTON PIN
CONNECTING
ROD
&N\
CONNECTING
Remarks
Tool
lOmm
socket wrench
Do
not damage the
smaller end of connecting
rod.
Do
not expand or twist
piston
rings.
,
I
M6
FLANGE BOLT
:
2
PCS.
(EH12-2)
M7 FLANGE BOLT 2
PCS.
(EH17-2)
M8
FLANGE
BOLT
2
PCS.
(EH25-2)
Fig.
5-79
-
29
-

Step
Too!
Remarks
Procedures
Part
to
remove
26
Be
careful
not
to
damage
(1)
Remove
crankshaft
tapping
at the
Crankshaft
flywheel
end.
oil
seal.
c
Fig.
5-20
c
CRANKSHAIT
(D
type)
c
fig.
5-21
-
30
-

Step
27
'art
to
remove
Intake valve
and Exhaust
valve
Procedures
(1)
Loosen
nut
and remove bolt (pivot).
(2)
Remove
rocker
arms.
(3)
Press down spring retainer, take
out
collet
valve, and then remove spring retainer
and valve spring
(4)
Remove intake
and
exhaust valve.
.(See
Fig.
5-23.)
Remarks
Inspect valves, valve
seats and guide.
Do
not remove valve
guides unless they are
worn beyond the limit
shown
in
page
58.
/
INTAKE
VALVE
EXHAUST
VALVE
Fig.
5-24
.
M6
NUT
Tool
-
31
-

5-4
REASSEMBLY
PROCEDURES
0
PRECAUTIONS
FOR
REASSEMBLY
1)
Clean parts throughly before reassembly.
Pay most attention to cleanliness
of
piston, cylinde :r, crankshaft, connectin
g
rod and bearings.
Scrape
off
all carbon deposits from cylinder head, piston top and piston ring grooves.
Check
lip
of
oil
seals.
Replace oil
seal
if
the
lip is damaged.
Apply oil
to
the lip before reassembly.
4)
Replace all the gaskets with new ones.
5)Replace keys,
pins,
bolts, nuts, etc.,
if
necessary.
6)Torque bolts and nuts to specification referring to the
“TORQUE
SPECIFICATIONS”.
7)Apply oil to rotating and sliding portions.
8)
Check and adjust clearances
and
end plays where specified
in
this manual.
54-1
CRANKSHAFT
(1)
Install crankshaft on crankcase lapping the shaft
with polyvinyl tape to avoid damage to oil seal.
(2)
Install
woodruff
key for the flywheel on critnk-
shaft.
54-2
PISTON
AND
PISTON
RINGS
(1)
Install the oil ring first, then second ring and top
ring.
Spread the ring only far enough to slip over the
piston and into the correct groove.
Use
care not
to distort the ring.
Install the second ring with the punched mark
“R”or
“N”
beside the gap on the top side. (See
Fig.
5-29.)
Fig.
5-26
OPEN
ENDS
OF
PISTON
RING
/
Fig-
5-27
-
32
-

Fig.
5-28
5-4-3
PISTON
AND
CONNECTING,
ROD
(1)
When installing the piston on the connecting rod,
place the valve rcess
of
the piston crown as
shown in the illustration to the
"MAG"
side of the
connecting rod.
Apply oil to the small end
of
the connecting rod,
piston and piston pin before installation.
Be sure to use clips on the both
end
of the piston
pin
to
secure the pin in position.
"R"
MARK
(EH12-2,EH17-2)
"N"
MARK
(EH25-2)
Fig.
5-29
I
"MAG"
SIDE
VALVE
RECESS
Fig.
5-30
-
33
-

(2)
Install the piston and connecting rod assembly
into the cylinder.
Use a piston ring compressor
to
hold
the piston
rings.
Place
“MAG”
side of the connecting rod on the
magneto side
of
the crankcase.
[NOTES]
(1)
Apply
enough oil to piston rings, connecting
rod bearings
and
cylinder bore before
assembly.
(2)
Set gaps of the piston rings
90
degrees
apart
from each other before assembly.
PISTON RING COMPRESSOR
CONNECTING
ROD
CRANKCASE (FLYWHEEL
SIDE)
Fig.
5-3
1
SECOND
RING
./=<
0
RING
Fig.
5-32
54-4
CONNECTING
ROD
(1)
Turn crankshaft
to
bottom dead center, lightly tap
top
of
the piston until large end
of
the rod meet
crankpin.
(2) Install the connecting rod cap to the connecting
rod
matching alignment marks.
Torque
connecting
rod
bolts
to specification.
M6
X
34
mm
flange bolt 2pcs.
(EH12-2)
M7
X
37
mm
flange bolt
-0..
2pcs.
(EH17-2)
M8
X
46
mm
flange
bolt
2pcs.
(EH25-2)
CONNECTING
ROD
BOLT TIGHTENING TORQUE
I
EH
1
2-2
EH
17-2
EH25-2
1
17-1
9.5
Nom
22-27
N*m
(3)
Check
for
free movement
of
connecting rod
by turning crankshaft slowly.
ALIGNMENT MARK
Fig.
5-33
-
34
-

5-4-5
BALANCER
SHAFT
(Option
for
EH25)
Install balancer shaft aligning the timing mark
on
the
balancer shaft gear and the balancer gear on the
crank shaft as shown in the illustration.
Incorrect timing
of
the gears
will
cause
matfunction
of
the engine and may result in
damage due to interference
of
the parts.
5-4-6
TAPPET AND CAMSHAFT
(1)
Oil the tappets and install them in their original
position.
TIMING
MARKS
Fig.
5-34
Push in fully to avoid damage during the installation
of
the camshaft.
Align the timing mark on the crankshaft gear with the timing mark on the camshaft
and
install the
camshaft in the crankcase
as
shown in the illustration.
(2)
Lubricate the bearing surfaces of camshaft.
I
Incorrect valve timing will cause engine's
I
malfunction.
m'
5-4-7
ADJUST CRANKSHAFT AND CAMSHAFT END PLAY
(1)
Adjust end play to the specified values using the proper spacer.
The
proper spacer may be determined following manner.
MAIN BEARING
COVER
7
I
\"I
A2
I
t
I
GASKET
t
7
+
11
t
II
0.3
I
CRANKSHAFT
B1
82
Fig.
5-35
-
35
-

5-4-7-1
CRANKSHAFT
END
PLAY
(For
D
type
and
B
type)
(1)
Measure the depth “Al” (From the mating surface to the inner race of the ball bearing.)
(2)
Measure the height “Bl”
(From
the mating surface to the crank gear.)
(Al+
0.3)
-
Bl=SIDE CLEARANCE
(mm)
(SIDE CLEARANCE)
-
0.2=THICKNESS OF CRANKSHAFT
SHIM
(mm)
(A+
0.012”)
-
Bl=SIDE CLEARANCE
(in)
SIDE
CLEARANCE
-
0.008”=THICKNESS
OF
CRANKSHAFT
SHIM
(in)
5-4-7-2
CAMSHAFT
END
PLAY
(Model
B=2:1
Reduction
type
only)
(1)
Measure the depth
“AT’
(From the mating surface to the inner race of the camshaft bearing.)
(2)
Measure the height
“B2”
(From
the mating surface to the camgear inner
boss.)
(A2+
0.3)
-
B2=SIDE CLEARANCE (mm)
(SIDE CLEARANCE)
-
0.2=THICKNESS
OF
CAMSHAFT
SHIM
(mm)
(A2+ 0.012”)
-
B2=SIDE CLEARANCE (in)
SIDE
CLEARANCE
-
0.008”=THICKNESS
OF
CAMSHAFT
SHIM (in)
Following are availalbe spacer shims.
EH12-2, EH17-2 type
CRANKSHAFT CAMSHAFT
T=0.6
rnm
(0.024”)
T=0.6 mm (0.024”)
SPACER
SHIMS
T=l
.O
mrn
(0.039’3
T=l
.O
mm
(0.039”)
T=0.8
mm
(0.031
”)
T=0.8
mm
(0.031
”)
-
EH25-2
type
r-“-
SPACER
SHIMS
I
CRANKSHAFf(For
D
type)
1
CRANKSHAFT(For
B
type)
I
CAMSHAFT
I
T=0.6
mm
(0.024”)
T=l
.O
rnrn
(0.039”)
T=3.1
rnm
(0.1227
T=l
.O
mm
(0.039’3 T=0.8 mm
(0.031’)
T=2.9
mm
(0.1
147
T=0.8 mm
(0.031
”)
T=0.6
mm
(0.024”)
T=2.7
mm
(0.1
06”)
-
36
-

MAIN
Fig.
5-36
(2)
Lubricate the
oil
seal
and
bearing surfaces.
Add
a
light film
of
oil
on
the
main
bearing cover face
to
hold the gasket in place.
Place spacers chosen at procedure
(1)
on crankshaft and camshaft.
Use an oil seal guide when installing the main bearing cover to avoid damaging the seal.
Tap the cover into place with a soft hammer.
Main bearing cover EH12-2, 17-2
M6
X
30
mm bolt and washer
....
8
pcs.
EH25-2
M8
X
30
mm bolt and washer
.-e-
8
pcs.
Tightening torque
(EH12-2,17-2)
Tightening torque
(EH25-2)
17-1
8.5
Nom
80-1
00
kgwn
170-1
90
kgocrn
12.5-13.5
ftelb
-
37
-

5-4-8
CYLINDER HEAD
(1)
Clean carbon and gum deposits from the valves, seats, ports and guides. Inspect the valves, valve
(2) Replace valves that are badly burned, pitted or warped.
(3)
When installing the valves in the cylinder head, oil the valve stems and insert them into the valve
guide.
Then place the cylinder head
on
a flat
table,
install the valve springs, spring retainers
and
collet
valves.
(4)
Valve guides should be replaced when the valve stem clearance exceeds specifications (See
"SERVICE
DATA").
Draw the valve guides out and press the new guides in.
Refer to"SERV1CE
DATA"for
clearance specifications.
After replacing the valves and guides, lap valves
in
place until a uniform ring shows around the face
of the valve. Clean valves and wash cylinder head thoroughly.
Tighten four flange bolts evenly in three steps by the following tightening torque:
Cylinder head
M8
X
65
mm flange bolt
-
-
4
PCS.
(EH12-2, 17-2)
seats and valve guides.
(5)
Install cylinder head to cylinder with new head gasket.
M10
X
75
mm
flange bolt
-
4
pcs.
(EH25-2)
Tightening torque
(EH12-2,
17-2)
1
st
step final step
2nd step
5
Nom
100
kgcm
50
kgwn
23-26
Nm
10
Nom
17-30
ft-lb
7.2
ft-lb
3.6
ft-lb
230-270
kgcm
Tightening torque
(EH25-2)
1
st
step
final
step
2nd step
9.8
Nom
100
kgecrn
33.3-41.2
Nom
19.6
Nom
24.6-30.4
ft*lb
14.5
ft4b
7.2
ft-lb
340-420
kg-cm
200
kgcm
n
54-9
ROCKER
ARMS
AND
PUSH
RODS
(1)
Insert push rods into crankcase.
Put push rod tip in the hollow
of
tappet top.
(2)
Apply oil to the rocker arms and assemble them to the cylinder head using pivot bolt and guide plate.
5-4-10
VALVE
CLEARANCE ADJUSTMENT
(1)
Position the piston at the top dead center of the compression stroke. The top dead center may be
obtained by placing the key slot
on
the power take
off
shaft
to
:
I
12
o'clock
I
10 o'clock
I
EH12-2B,17-2B,25-2D
I
EH12-2D,17-2D,25-2B
-
38
-

(2)
Loosen the nut under the rocker arm and turn the bolt
(pivot)
to adjust the clearance between the
rocker arm and the valve stem end.
Tighten the nut under the rocker arm.
I
Valve clearance
I
I
0.08-0.1
2
mm
0.0031
-0.0047
in.
I
Check operation
of
valves
by
turning crankshaft.
Recheck valve clearance.
(3)
Install rocker cover and gasket.
Rocker cover
M6
X
12
mm bolt
.-..
4
pcs.
5-4-1
1
SPARK PLUG
Install spark plug
to
the cylinder head.
Spark
plug
:
EHl2-2
:
NGK
B6ES
EH17-2,25-2
:
NGK
B6HS
Tightening
torque
New
spark
plug
Retightening
11.8-1
4.7
N*m
2216-26.5
Nom
~____
120-150
kg-cm
[
230-270
kg-crn
8.7-1
0.9
fblb
16.6-1
9.5
fblb
5-4-12
FLYWHEEL MAGNETO
(1)
Install the charge coil to the crankcase. (Option)
Be careful not
to
pinch coil wire between charge
coil and crankcase.
(2)
Put the woodruff key in the key way of crank-
shaft.
Wipe off oil and degrease thoroughly from the
tapered portion
of
the crankshaft and the flywheel
center hole.
Tighten the flywheel nut with the starter pulley.
(3)
Install the flywheel to crankshaft.
Fig.
5-38
Fig.
5-39
-
39
-

1
Tightening
torque
I
I
59-63
N-m
I
600-650
kgocm
I
43-47
ft*lb
I
54-13
IGNITION
COIL
Install the ignition coil
to
the crankcase.
Adjust the air
gap
between the ignition
coil
and the
flywheel using a thickness gauge (filler gauge) and
tighten the bolts.
Tightening torque
8.8-10.8
Nom
I
90-1
10
kgecrn
6.5-8.0
ft4b
A
Fig.
5-40
5-4-14
INTAKE PIPE,
lNSULATOR
(1)
Install the intake pipe to the cylinder head with gasket.
EH12-2,
17-2
M6 flange nut
..---.....-.......-.
2 pcs.
M6
X
25mm flange bolt
.-.......
1
PC.
EH25-2 M8
X
28mm bolt and washer
3
pcs.
Tightening torque
9.8-1
3.7
Nm
7.2-10.1
ft4b
100-1
40
kgocm
Then put the gasket and the insulator on the intake pipe.
54-15
CARBURETOR
Install the gasket and the carburetor to the intake pipe.
54-16
GOVERNOR
SYSTEM
(1)
Connect the governor lever and the throttle lever
on carburetor with governor rod and rod spring.
Install the governor lever
on
the governor shaft.
(2)
Install the speed control lever to the cylinder
head.
GOVERNOR
LEVER
Fig.
5-4
1
-
40
-

(3)
Connect the speed control lever and the governor lever with the governor spring. The governor spring
’
(4)
Turn the speed control lever all the way toward the high speed position and make sure that the throttle
(5)
Turn the governor shaft clockwise all the way using a screw driver, and tighten the lock bolt and nut.
should be hooked to the number
2
hole on the speed control lever for the regular specifications.
Refer to the illustrations below. (See Fig.
5-42.)
valve
in
the carburetor is at the wide open position.
(See
Fig.
5-43.)
For the generator applications, there are two different governor springs existing according to the speed
setting of the engine. The governor springs may be distinguished
by
the following table.
The
governor spring employed on the
6OHz
application is same as the one from the standard specifi-
cations.
r
I
SPEED
CONTROL
LEVER
GOVERNOR
SPRING
\\
‘l)t--”
GOVERNOR
LEVER
Fig.
5-43
N
;
SPRING
WOUND
EH
1
2-2
EH25-2
EHl7-2
50
Hz
(3600
rpm)
(3000
rpm)
(3600
rpm)
(3000
rprn)
(3600
rpm)
(3000
rprn)
60
Hz
50
HZ
60
Hz
50
HZ
60
Hz
e
t
8.7
(0.34”)
9.6
(0.38”)
10.7
(0.42”)
8.1
(0.32”) 9.1
(0.35”)
D
t
43
(1
-73
t
38
(1.5‘7
t
49
(1.9’7
~
I
Color
Silver
Gold
Silver
Gold Silver Gold
~~~
-
41
-

54-17
AIR CLEANER
Install the air cleaner gasket and the cleaner case and tighten them with 2-M6 flange nuts.
Then install the element and the cleaner cover.
5-4-1
8
HEAD COVER
Install the head cover
to
the cylinder head.
M6
X
12mm flange
bolt
..a-
1
PC.
54-19
MUFFLER, MUFFLER COVER
and
EXHAUST
PIPE
COVER
Install the muffler to the cylinder head.
M8
flange
nut
....
2
pcs.
230-270
kgcm
16.6-1
9.5
ft-lb
Then tighten the muffler bracket portion.
M6
X
12mm flange bolt
--.a
1
PC.
(EH12-2, 17-2)
M8
X
16mm flange bolt
1
PC.
(EH25-2)
Install the muffler cover and exhaust pipe cover.
M6
X
10mm flange bolt
e-..
5
pcs.
54-20 BLOWER
HOUSING,
RECOIL
Install the blower housing and the recoil. Insert the high tension cord from the ignition coil into the notc
of
the
blower
housing
so
that
not
to
pintch the
cord.
54-21 FUEL TANK
Install the fuel tank. Connect the fuel strainer and the fuel inlet
on
carburetor with the fuel hose.
M6
X
14mm bolt and washer
-.--
4
pcs. (EH12-2,17-2)
M8
X
20mm bolt and washer
4
pcs.
(EH25-2)
:h
-
End of the reassembly
-
-
42
-
c

5-5
BREAK-IN
OPERATION
B
An
engine that has been completely overhauled by being fitted with a new piston, rings, valves and
connecting rod should be throughly
RUN-
IN
before being put back into service.
Good bearing surfaces and running clearances between the various parts can only be established by
operating the engine under reduced speed and loads for
a
short period of time.
While the engine
is
being tested, check
for
oil
leaks.
Make final carburetor adjustment and regulate the engine operating speed.
Steps
10
min
3600
rpm
No
load
Step
3
10
min
3000 rpm
No
load
Step
2
10
min
2500 rpm
No
load
Step
1
Time
Engine
speed
Load
1
Step
4 EH12-2
EH17-2
EH25-2
1
1.5
KW
b.OHPI
1
3600 rpm
1.OKW
1.4HP
2.4KW 3.2HP 30 min
Step
5
EH12-2
EH25-2
EH17-2
1
$:A
f::
1
3600 rpm 60 min
4.7KW
6.4HP
6.
IGNITION
SYSTEM
6-1
TYPE
OF
IGNITION SYSTEM
EH12-2
employs the
U.
T.
C.
I.
(Universal type Transistor Controlled Ignition) pointless ignition system.
EH17-2
and
EH25-2
have the
T.
I.
C. (Transistor, Igniter, Circuit) pointless ignition system.
AS
optional parts, these ignition system may be implemented with lamp.coi1, charge coil and excitor coil.
6-2
BASIC
THEORY
To
ensure the easy startability
of
the engine, the step advancing ignition timing system is incorporated in
the ignition coil. This system enables the engine
to
have basically two different ignition timings
according to the engine speed. Following are the explanation how the system works.
1)
At lower speed
of
the engine
Rotation
of
the flywheel induces current
I,,
as this current flows through the base terminal
of
the
power transister,
it
is activated
and
the current
IZ
starts flowing.
As
the engine reaches the ignition timing, the ignition timing control circuit for the lower engine speed
is activated and lets the current
L
flow through the base terminal of the power transistor.
This generates the collector current
L
which will bypass the current
11
and abruptly shut
off
the current
IZ
because the power transistor is turned
off.
This sudden current change generates a big voltage
on
the secondary side of the ignition coil and
which sparks the spark plug.
8
-
43
-

2)
At the higher engine speed
Rotation
of
the flywheel generates the current
I1
as this current
flows
through the base terminal
of
the
power transistor,
it
is activated and the current
IZ
starts
of
flow.
As
the engine reaches the ignition timing, the ignition timing control circuit
for
the higher engine
speed
is
activated and provides the base current
Is
to
the power transistor. This current induces the
collector current
It,
and will bypass the current
I,
to shut down the current
IZ
abruptly because the
power transistor is turned
off.
This sudden current change generates a big voltage
on
the secondary side
of
the ignition coil and
which
will
spark the spark plug.
The ignition timing control circuit for the higher engine speed is activated sooner than the controI
circuit for the lower speed and not activated when the engine speed
is
in a lower range.
7
cn
3
h
ELECTRONIC ADVANCING
FLYWHEEL
MAGNETO
SYSTEM
(B.T.D.C.)
15”k
I
,
,
500
1000
2000
3000(r.p.m.)
ENGINE
REVOLUTION
Fig.
6-2
(b)
-
44
-

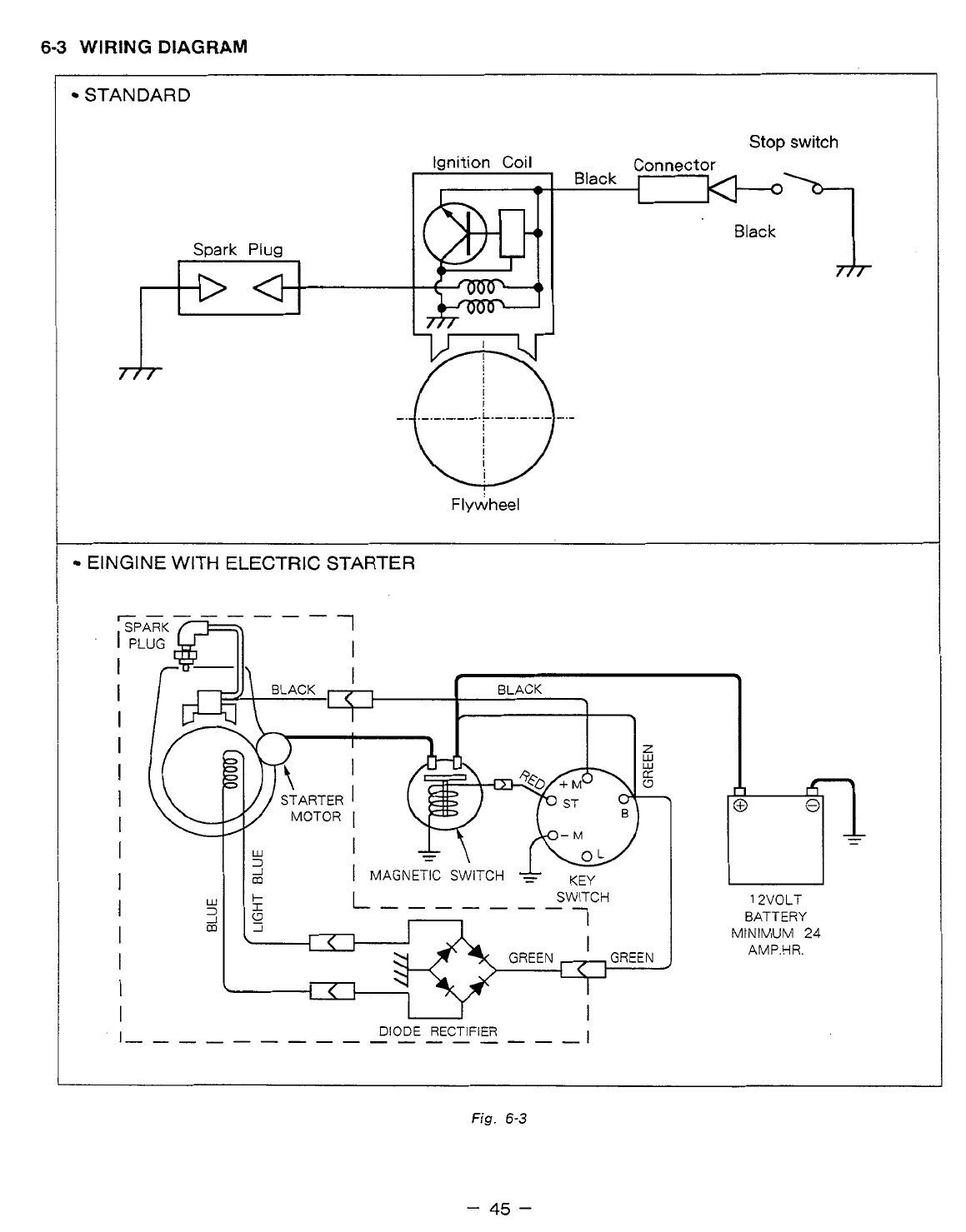
6-3
WIRING
DIAGRAM
STANDARD
Stop
switch
Connector
Black
Black
>
Spark
Plug
Ignition
Coil
Flywheel
ElNGlNE WITH ELECTRIC STARTER
DIODE
RECTIFIER
I
""""_""""
I
L
12VOLT
BATTERY
MtNIMUM
24
AMP.HR.
Fig.
6-3
-
45
-

7.
AUTOMATIC
DECOMPRESSION
SYSTEM
EH12-2, 17-2, 25-2 engines are employing the automatic decompression system
as
a standard feature.
This enables easy and light start of the engine.
The automatic decompression system releases the compression
of
the engine by lifting up the exhaust
valve at the cranking. Following are the explanation using
type
“D”
engine
as
a sample how the system
works. The components
of
the systems are different for the type
“D”
and type
“B”
engines, however, the
principle
of
the function
is
same.
At the end
of
the compression process, the release lever lifts
up
the tappet which in turns opens up the
exhaust valve slightly
to
release the compression. The release lever has a flyweight
on
its end and another
end
of
the lever
is
a
crescent
cam.
When the engine is cranked, the crescent cam projects the camshaft cam profile and lifts up the tappet
because the gravity force on the weight is larger than the centrifugal force
on
the weight.
i
TAPPET,
I
LEVER
CRESCENT
EXHAUST
Fig.
7-1
When the crank speed reaches up to
a
certain revolution, the crescent cam
is
retracted into the camshaft
cam profile because the centrifugal force applied onto the flyweight becomes larger than the gravity force
and the weight.and
is
shifted
to
the position shown in the illustration.
FLYWEIGHT
CRESCENT
CAM
EXHAUST
CAM
EXHAUST
-Y-T3
CAM
CAMSHAFT
LEVER
,”-
Fig.
7-2
-
46
-

8.
CARBURETOR
B
8-1
OPERATION
AND
CONSTRUCTION
8-1
-1
FLOAT
SYSTEM
The float chamber is located below the carburetor body
and, with a float and a needle valve, maintains a
constant fuel level during the engine operation.
The fuel flows from the fuel tank into the float chamber
through the needle valve. When the fuel rises to
a
specific level, the float rises, and when
its
buoyancy
and fuel pressure are balanced, the needle valve shuts
off the fuel, thereby keeping the fuel at the predeter-
mined level.
FI
Fig.
8-1
PILOT
OUTLET
\
BY-PASS,"""
,
[""
"-""
+=""~Z
I
I
PILOT
AIR
JET
AT
I
1
MAIN
AIR
JET
\
k"""
II
'""""i=r""J'
-\
MAIN
JET
Fig.
8-2
-
47
-

8-1-2 PILOT SYSTEM
The pilot system feeds the fuel to the engine during idling and low-speed operation.
/"l
The .fuel
is
fed through the main jet
to
the pilot jet, where it
is
metered, and mixed with the air metered
by the pilot air jet.
The fuel-air mixture is fed to the engine through the pilot outlet and the by-pass.
At
the idling speed, the fuel
is
mainly fed from the pilot outlet.
8-1-3
MAIN
SYSTEM
The main system feeds the fuel to the engine at medium-and high-speed operation.
The fuel
is
metered by the main jet and fed to the main nozzle. The air metered by the main air jet is
mixed with the fuel through the bleed holes in the main nozzle, and the mixture is atomized out of the
main bore. It
is
mixed again with the air taken through the air cleaner into an optimum fuel-air mixture,
which
is
supplied to the engine.
8-14
CHOKE
The choke may be used for easy start when engine
is
cold. When the engine is cranked with a closed
choke, the negative pressure applied to the main nozzle increases and draws more fuel accordingly this
starting up the engine more easily.
8-2
DISASSEMBLY AND REASSEMBLY
Apart from mechanical failures, most
of
carburetor troubles are caused by an incorrect mixing ratio,
which may arise mainly due to
a
clogged up air or fuel passage in jets,
or
fuel level variations.
In
order to
assure proper flow
of
air and fuel, the carburetor must be kept clean at a11 times. The carburetor
disassembly and reassembly procedures are as follows.
8-2-1 THROITLE SYSTEM
(1)
Remove the philips screw
(1)
and throttle valve
(2),
(2)
The spring
(4)
can be taken out by removing the
*
Be
careful not
to
damage the throttle valve rim.
and pull
out
the throttle shaft
(3).
throttle stop screw
(5).
8-2-2
CHOKE
SYSTEM
(1)
Remove the philips screw
(6)
and choke valve
(7),
and pull out the choke shaft
(8).
(2)
When reassembling the choke shaft, make sure that
the cutout in the choke valve faces the main air jet.
Meanwhile, when reassembling set the rings
(9)
and
(10)
at the right position.
8-2-3
PI
LOT SYSTEM
(1)
Remove
the
pilot jet
(ll),
using proper tools to
(2)
Reassembly
avoid damage to
it.
Tighten the pilot jet securely. Otherwise, the fuel
may leak, causing engine malfunction.
123
It
7%
u
\
21
-@
13*
18
0
12
"----&
Fig.
8-3
-
48
-

8-2-4
MAIN
SYSTEM
(1)
Remove the bolt(l2)and take out float chamber body(l3).
B
(2) From the body
(14)
remove the main nozzle
(15),
and then remove the main jet
(16)
and guide holder
(17) from the main nozzle
(15).
(3)
Reassembly
a)Fasten the main jet securely to the body. Otherwise, the fuel may become too rich and cause engine
b)The bolt tightening torque is 70kg-cm. Be sure to set the gasket
(19)
and washer
(18)
for chamber
malfunction.
(13).
8-2-5
FLOAT
SYSTEM
(1)
Pull out the float pin (20) and remove the float
(21)
and then remove the clip
(22)
and needle valve
(23).
If the needle valve needs to be replaced, replace it with rubber needle.
When cleaning the jets, be sure
to
use
compressed air to blow them clean.
Never use a drill or a wire because of possible damage of the orifice which will considerably affect
fuel
flow.
(2) When removing the needle valve and float, gently tap the reverse side using the rod more slender
than the
float
pin
and
remove, since the float pin
is
calked
to
the carburetor body.
-
49
-

9.
STARTING
SYSTEM
9-1
RECOIL
STARTER
Equipments to be prepared
:
Driver, Pinchers (Pliers) and Protective Glasses
WARNING
starting the disassembly;
make
sure to wear
the
protective glasses.
9-1-1
Disassembly
Steps
I
/
(1)
Setting off the spring power
-1
:
Hold
the starter knob and extract the starter
1
rope.
-2
:
Extract the rope fully and hold the rope
so
that the knob
of
the rope in the reel makes a
dicrect line with the rope guide.
-3
:Push
and hold the reel with the thumbs of
both hands firmly
so
that
the
rope will not be
wound back.
(Fig.
9-1)
-4:
Pull off the knot of the rope out
of
the reel,
unfasten the knot and pull it off to the direc-
tion
of
the starter knob.
(2
persons required)
-5
:
By
controling the reel with the thumbs
of
both
hands, unwind the rope gently until the rota-
tion
of
the
reel
stoos.
I
Fig.
9-1
r
The spring power is at its most when the rope is fully extracted. Therefore, do not abruptly put
off
your
hand nor loosen the pressure of your finger unintentionally.
(2)
Setting
the
attachments
off
(Fig.
9-2)
-
1
:
Fix
the case and loosen the set-screw.
-
2
:
Put off the set-screw, the latchet guide, the
friction
spring and the latchet in the same
order from above.
(3)
Setting the reel off (Fig.
9-2)
-
1
:Push
the reel lightly
so
that it
will
not float
up. Move the reel clockwise and counter-
clockwise about a quarter circle for several
times until it moves smoothly.
-
2
:
Pull up the reel gradually and slowly and put
it off from the case.
-
3
:
In
case the spring
in
the reel is close
to
pop
up,
redo the steps
of
(3)-1
and
(3)-2
again.
-
WARNING
Do
not drop or shake the reel and put
it
on
a level table
because there
is
a spring set in the disassembled reel.
Disassembly is complete.
-
50
e-
SET
SCREW
RATCHET
GUIDE
FRICTION
SPRING
RATCHET
'
REEL
Fig.
9-2

WARNING
Before starting the assembly, make sure to wear the protective glasses.
9-1-2
Assembly
Steps
GREASE PASTING
(1)
Setting the reel into the case.
-1
:Paste grease on the case. (Fig.
9-3)
-2
:
Adjust the position
of
the inner end
of
the
spring, which is set in the reel. (Fig.
9-4)
-3
:Hold
the reel
so
that the shafthook part and
the inner end
of
the spring are hooked to-
gether. Drop the reel gently from above into
the case.
Fig.
9-3
-4
:
Move the reel slightly counter-clockwise and
make sure the spring
is
hooked.
THE
END
TOUCHES
THE
RIB
OF
THE BEARING
Fig.
9-4
(2)
Setting
the
attachments
-1
:
Set the latchet into the reel. (Fig.
9-5)
THE LATCHET
IS
KEPT AT CLOSE-POSITION
Fig.
9-5
-2
:
Holding the latchet, set the
sub-assembly. (Fig.
9-6)
latchet-guide
SET
SCREW
RATCH ET
GUIDE
I
cb-'
FRICTION
/
SPRING
LATCHET
GUIDE
SUB-ASSEMBLY
Fig.
9-6
-
51
-

-1
i
Push the latchet-guide lightly by hand
so
that
the latchet guide won’t move and tighten the
set-screw.
(4)
Storing the spring-power.
-1
:Hold the case tight and using both hands,
wind
up
the reel counter-clockwise
6
times.
-2:
Set
the ree to keep the position, whereby the
rope hole
of
the reel and the rope guide make
a
direct line. (Fig.
9-7)
(3)
Tightening
the set-screw.
Fig.
9-7
WARNING
The spring power
is
at
its most when the
reel
is
being wound. Therefore,
do
not abruptly put
off
your
hand
nor
loosen
the
pressure
of
your finger unintentionally.
(5)
Setting the rope.
(2
persons required)
-1
:
Set the end
of
the rope through the
rope
guide and the rope hole
of
the reel and pull the end about
20
cm out
of
the reel. (Fig.
9-7)
-2
:
Fasten the end
of
the rope.
-3
:
Put the rope into the reel, whereby make sure
that the rope will not float up.
(Fig.
9-9)
-4:
Hold the rope firmly with one hand at the
position about
50
cm
from the rope guide
and
keep the rope slightly pulled
so
that the rope
will not be wound
in.
-5
:Put the hand
off
the reel gently and put the
rope back slowly obeying the winding power
of
the spring until the knob reaches the rope
guide.
Assembly is complete.
ABOUT
20mm
F;g.
9-8
Fig.
9-9
-
52
-

(6)
Test the operation of
the
recoil starter to see
if
the rope recoils satisfactorily and the ratchets project
and retract properly. Mount the recoil starter to the engine.
(7)
If the spring escapes from the reel when disassembling the recoil, hook the outer end of the spring
onto the notch
of
the reel and rewind the spring into the housing.
(8)
Lubricate the rotating parts, sliding parts
and
spring with heat resistant grease or mobile oil when
reassembling the recoil and prior
to
long term storage.
-
53
-

IO.
TROUBLESHOOTING
The following three conditionts must be fulfilled for satisfactory engine start.
1.
The cylinder filled with
a
proper fuel-air mixture.
2.
Good compression in the cylinder.
3.
Good spark, properly timed, to ignite the mixture.
The engine cannot be started unless these three conditions are met. There are also other factors which
make engine start difficult, e..
g.,
a heavy load on the engine when it is about
to
start at low speed, and a
high back pressure due to
a
long exhaust pipe.
The most common causes of engine troubles are given below
:
10-1
STARTING
DIFFICULTIES
10-1-1
FUEL
SYSTEM
(1)
No
gasoline in the fuel tank
;
or the fuel cock closed.
(2)
The carburetor
is
not choked sufficiently especially when the engine
is
cold.
(3)
Water, dust
or
gum in the gasoline iterfering the fuel flow to the carburetor.
(4)
Inferior grade gasoline or poor quality gasoline not vaporized enough to produce the correct fuel-air
mixture.
(5)
The carburetor needle valve is held open by dirt or gum. This trouble can be detected as the fuel
flows out of the carburetor when the engine is idling. (Overflow)
This trouble may be remedied by lightly tapping the float chamber with the grip of a screwdriver or
the like.
(6)
If the carburetor overflows, excessive fuel runs into the cylinder when starting the engine, making the
fuel-air mixture too rich
to
burn. If this happens, remove the spark plug, and turn the starting pulley a
/"-
few turns in order
to
let the rich fuel-air mixture
out
of the spark
plug
hole into the atmosphere. Keep
the choke valve open during this operation. Dry the spark plug well, screw it into place, and try
to
start again.
10-1
-2
COMPRESSION SYSTEM
If starting difficultes and loss
of
power are not due to the fuel system or ignition system, the followings
must be checked for possible lack
of
compression.
Engine inside is completely dried up because of a long period
of
storage.
Loose or broken spark plug. This causes a hissing noise made by mixture gas running out of cylinder
in compression stroke during cranking.
Damaged head gasket or loose cylinder head.
A
similar hissing noise is produced during compression
stroke.
Incorrect Valve clearance
If the correct compression
is
not obtained even after remedying the above, disassemble the engine and
check further as follows
:
a) Valve stuck open due to carbon or gum on the valve stem.
b)If the piston rings are stuck on the piston, remove the piston and connecting rod from the engine.
Clean or replace the parts.
-
54
-

10-1-3
IGNITION SYSTEM
Check the followings for lack
of
sparks.
(1)
Wires
of
the ignition coil, spark plug
or
contact breaker disconnected.
B
(2)
Ignition coil damaged and shorted.
(3)
Spark plug cable wet or soaked with oil.
(4)
Spark plug dirty or wet.
(5)
Spark plug electrode gap incorrect.
(6)
Spark plug electrodes are connected or bridged.
(7)
Incorrect spark timing.
10-2
ENGINGE MISFIRES
Incorrect spark plug electrodge gap. Adjust it to anywhere between
0.6
and
0.7mm.
Ignition cable worn and leaking.
Sparks weak.
j.lj
Ignition wire connections loose.
(5)
Water in gasoline.
(6)
Insufficient compression.
10-3
ENGINE
STOPS
(1)
Fuel tank empty. Water, dirt, gum, etc. in gasoline.
(2)
Vapor lock,
i.
e., gasoline evaporating in the fuel lines due to overheat around the engine.
(3)
Vapor lock
in
the fuel lines
or
carburetor due to the use of too volatile winter gas in the hot season.
(4)
Air
vent hole
in
the fuel tank cap plugged.
(5)
Bearing parts seized due to lack
of
oil.
0
(6)
Magneto or ignition coil faulty.
,
104
ENGINE OVERHEATS
(1)
Crankcase oil level low. Add oil immediately.
(2)
Spark timing incorrect.
(3)
Low grade gasoline is used, or engine is overloaded.
(4)
Cooling air circulation restricted.
’
(5)
Cooling air path misdirected causes loss
of
cooling efficiency.
(6)
Cylinder head cooling fins clogged up with dirt.
(7)
Engine operated in an enclosed space without sufficient cooling air
(8) Exhaust gas discharge restricted,-or carbon deposits in the combustion chamber.
(9)
Engine running on low-octane gaoline detonates due
to
heavy load at low speed.
-
55
-

10-5
ENGINE
KNOCKS
(1)
Poor quality gasoline.
(2)
Engine operating under heavy load
at
low
speed.
(3) Carbon
or
lead deposits in the cylinder head.
(4)
Spark timing incorrect.
(5)
Loose
connecting rod bearing due
to
wear.
(6)
Loose piston pin due
to
wear.
(7)
Cuases
of
engine
overheat.
10-6
ENGINE
BACKFIRES
THROUGH CARBURETOR
(1)
Water or dirt
in
gasoline,
or
low-grade gasoline.
(2)
Intake valve stuck.
(3)
Valves overheated,
or
hot
carbon particles in the combustion chamber
(4)
Engine cold.
-
56
-

11.
INSTALLATION
Engine life, ease
of
maintenance and inspection, frequency of checks and repairs, and operating
cost
all
I)
depend on the way in which the engine
is
installed. Review the following instructions carefully for
installing the engine.
11-1 INSTALLING
When mounting the engine, carefully examine
its
position, the method
of
connecting
it
to
a
machine, the
foundation, and the mehtod of supporting the engine.
When determining its mounting position, in particular, make sure that gasoline and oil can easily be
supplied and checked, the spark plug can easily be checked, the air cleaner can easily be serviced, and
that the
oil
can easily be discharged.
11
-2
VENTILATION
Fresh air
is
necessary for cooling the engine and burning the fuel.
In the case the engine
is
operated under a hood or in a small room, temperature rise in the engine room
can cause vapor lock, oil deterioration, increased
oil
consumption, loss of power, piston seizure, shorter
engine life, etc., making it impossible to operate the engine properly. It is necessary, therefore, to provide
a duct or baffle
to
guide cooling air to the engine to prevent recirculation
of
he hot air used for engine
cooling, and temperature rise of the machine.
Keep the engine room temperature below
50°C
even in the hottest period
of
the year.
11-3 EXHAUST GAS DISCHARGE
Exhaust gas
is
noxious. When operating the engine indoors, be sure to discharge the exhaust gas
outdoors.
If
a long exhaust pipe is used in such a case, the internal resistance increases causing
loss
of
engine power. Thus pipe inside diameter must be increased in proportion to exhaust pipe length.
Exhaust pipe: Less than 3m long, pipe inside diameter 30mm,
Less than 5m
long,
pipe inside diameter 33mm.
11-4 POWER TRANSMISSION
TO
DRIVEN MACHINES
11 -4-1 BELT
DRIVE
Take the following notes into consideration.
*
V-belts are preferable to flat belts.
*
The driving shaft of the engine must be parallel to the driven shaft
of
the machine.
*
The driving pulley
of
the engine must be in line with the driven pulley of the machine.
*
Install the engine pulley as close to the engine as possible.
*
If
possible, span the belt horizontally.
*
Disengage the load when starting the engine.
If no clutch is used, use a belt tension pulley or the like.
11-4-2 FLEXIBLE COUPLING
B
When using a flexible coupling, runout and misalignment between the driven shaft and engine shaft must
be minimized. Runout and misalignment tolerance are specified by the coupling manufacturer.
-
57
-

12.
SERVICE
DATA
“STD”
in
the
following
table
is
the parts dimension from the brand new engine or the spare parts.
Whereas, “Limit”
shows
the maximum allowance for the parts to
be
used
on
the engine.
If
the measurement exceeds
beyond
the “Limit”, the part needs to be replaced and/or repaired.
12-
1
CLEARANCE DATA AND LIMITS
r
Flatness
1
Valve seat contact
width
I
Valve
guide inside dia.
IN.
EX.
EH
1
2-2
EH17-2
EH25-2
r
Unit
:
mrn
(in)
EH
12-2
/
17-2
/
25-2
STD
LESS
THAN
0.05
(0.002)
0.7
-
1
.O
(0.028
-
0.039)
5.500
-
5.51
8
(0.21
65
-
0.21
72)
6.035
-
6.053
(0.2376
-
0.2383)
Limit
0.1
(0.004)
2.0
(0.079)
5.65
(0.2224)
6.1
5
(0.2421)
-
58
-

Unit:
mm
(in)
EH
1
2-2
EH
1 7-2
I
ITEM
Lmit
STD
STD
Lm
it
To
be rebored
when the
lifference
letween
ma.
snd min.
of
jiameter
.cached
to 0.1
:0.004).
-0
be rebored
vhen the
lifference
letween
ma.
nd rnin.
of
jiameter
eached to 0.1
0.004).
CYLINDER
Inside dia.
57.000
-
67.01
9
2.6378
-
2.6385)
60.000
-
60.01
9
(2.3622
-
2.3630)
STD
60.250
-
60.269
(2.3720
-
2.3728)
67.250
-
67.269
2.6476
-
2.6484)
1
st
reboring
2nd
reboring
Ditto Ditto
60.500
-
60.51 9
(2.381
9
-
2.3826)
67.500
-
67.51
9
2.6575
-
2.6582)
0
Roundiness after reboring.
0
Cylindricity after reboring.
LESS
THAN
0.01
(0.004)
LESS
THAN
0.01
(0.004)
LESS
THAN
0.01
5
(0.0006)
LESS
THAN
0.01
5
(0.0006)
PISTON
0
Piston size
(At
skirt in thrust
direction) 59.96
-
59.98
(2.3606
-
2.3614:
59.87
(2.3571)
66.98
-
67.00
12.6370
-
2.6378)
66.89
(2.6335)
'STD
60.1
2
(2.3669)
67.23
-,
67.25
:2.6469
-
2.6476:
67.1
4
(2.6433)
60.21
-
60.23
(2.3705
-
2.371 3
1
st
01s
60.37
(2.3768)
67.48
-
67.50
(2.6567
-
2.6575:
67.39
(2.6531)
60.46
-
60.48
(2.3803
-
2.381
1
2nd
01s
I
-
59
-

Unit:
mm
(in)
ITEM
2Y
LIN
DER
inside dia.
B
Roundiness
after
reboring.
Cyiindricity after reboring.
PI
STON
0
Piston size (At
skirt
in
thrust
direction)
STD
1
st
reboring
2nd
reboring
STD
1
st
01s
2nd
OJS
r
EH25-2
STD
75.000
-
75.01
9
2.9528
-
2.9535)
75.250
-
75.269
2.9626
-
2.9633)
75.500
-
75.51 9
2.9724
-
2.9732)
LESS
THAN
0.01
(0.004)
LESS
THAN
0.01
5
(0.0006)
74.98
-
75.00
(2.9520
-
2.9528:
75.23
-
75.25
(2.961
8
-
2.9626
75.48
-
75.50
(2.9717
-
2.9724
Lmit
-0
be rebored
/hen
the
ifference
letween
ma.
md
min.
of
liameter
eached to
0.1
0.004).
Ditto
74.89
(2.9484)
75.1
4
(2.9583)
75.39
(2.9681)
-
60
-

Uni
:
rnm
(in)
T
EH17-2
ITEM
STD
Limit
STD
Limit
0
Ring groove side clearance
0.030
-
0.075
(0.001 2
-
0.0030)
0.1
5
(0.006)
0.15
(0.006)
0.035
-
0.080
:0.0014
-
0.0031)
0.030
-
0.075
(0.001 2
-
0.0030)
0.1
5
(0.006)
0.025
-
0.070
(0.0010
-
0.0028)
0.1
5
(0.006)
t
2nd
0.020
-
0.075
(0.0008
-
0.0030)
0.1
5
(0.006)
0.01 0
-
0.065
(0.0004
-
0.0026)
0.1
5
(0.006)
Oil ring
Piston pin hole
m
12.991
-
13.002
(0.51 15
-
0.51
19)
13.035
(0.51
32)
15.991
-
16.002
(0.6296
-
0.6300)
16.035
(0.631
3)
0
Piston pin outside dia.
12.992
-
13.000
(0.51
15
-
0.51
18)
12.960
(0.51
02)
15.992
-
16.000
(0.6296
-
0.6299)
15.960
(0.6284)
Clearance between piston and
cylinder at skirt area.
0.01
5
-
0.074
(0.0006
-
0.0029)
0.25
(0.01
0)
0.015
-
0.074
(0.0006
-
0.0029)
0.25
(0.01
0)
Piston ring end gap
TOP
2nd
0.2
-
0.4
(0.008
-
0.01
6)
1.5
(0.0591
)
0.2
-
0.4
(0.008
-
0.01
6)
1.5
(0.0091)
0.2
-
0.4
(0.008
-
0.01
6) 1.5
(0.0591
)
0.05
-
0.25
(0.0002
-
0.01
0)
1.5
(0.0591)
oil ring
-
61
-

Unit:
mrn
(in)
1
Ring groove
side
clearance
I
Piston pin hole
~rn
Piston pin outside
dia.
Clearance between
piston
and
cylinder at skirt area.
I
Piston ring
end
gap
2nd
Oil
ring
TOP
2nd
oil
ring
EH25-2
STD
0.050
-
0.090
1.0020
-
0.0035)
~ ~ ~ ~~~~~
0.030
-
0.070
).0012
-
0.0028)
0.010
-
0.065
1.0004
-
0.0026)
17.991
-
18.002
1.7083
-
0.7087)
17.992
-
18.000
3.7084
-
0.7087)
0.025
-
0.064
0.0001
-
0.0025)
0.1
-0.3
(0.004
-
0.01
2)
0.1
-
0.3
(0.004
-
0.01
2)
Limit
0.1 5
(0.006)
0.1
5
(0.006)
0.1
5
(0.006)
7
8.035
(0.71
00)
17.960
(0.7071
)
0.25
(0.01
0)
1.5
(0.0591)
1.5
(0.0591)
-
62
-

Unit:
mm
(in)
ITEM
EH
1
2-2
STD
Limit
ZONNECTING
ROD
D
Big end inside dia.
26.000
-
26.01
3
(1
-0236
-
1.0241)
26.1
(1.0276)
Clearance between big end
and crankpin
0.020
-
0.046
(0.0008
-
0.001
8)
0.2
(0.008)
I
0
Small end inside dia.
13.08
(0.51
50)
13.01
0
-
13.021
(0.51 22
-
0.51 26)
0
Clearance between small end
and
piston
pin
0
Big
end side clearance
0.01
0
-
0.029
(0.0004
-
0.001
1)
0.1
2
(0.0047)
0.1
-
0.7
(0.004
-
0.028)
1
.o
(0.040)
I
CRANKSHAR
0
Crankpin outside dia.
25.967
-
25.980
(1.0223
-
1.0228)
25.85
(1.01
77)
0
Journal dia.
Dl,
D2
24.988
-
24.997
(0.9839
-
0.9841)
1
-
63
-

m-
ITEM
-
EH
1
7-2
STD
CONNECTING
ROD
0
Big
end
inside dia.
Clearance between
big
end
and crankpin
Small end inside dia.
Clearance between
big
end
and crankpin
Small end inside dia.
0
Clearance between
small
end
and piston pin
Big
end side clearance
I
CRANKSHAFT
0
Journal
dia.
Unit:
mm
(in)
30.000
-
30.01
6
(1.1811 -1.1817)
0,020
-
0.049
(0.0008
-
0.001
9)
16.01
0
-
16.021
(0.6303
-
0.6308)
0.01
0
-
0.029
(0.0004
-
0.001 1)
0.1
-
0.7
(0.004
-
0.028)
29.967
-
29.980
(1.1798
-
1.1803)
Dl,
D2
24.988
-
24.997
(0.9838
-
0.9841)
-
64
-
Limit
30.1
(1.1850)
0.2
(0.008)
16.08
(06331
)
0.1 2
(0.0047)
1
.o
(0.040)
29.85
(1.1752)

lTEM
F
EH25-2
~
STD
0
Clearance between
big
end
and crankpin
0
Small end inside dia.
t
I
0
Clearance between small end
and piston pin
0
Big end side clearance
I
CRANKSHAFT
0
Journal dia.
-
I
34.000
-
34.01
6
(1.3386
-
1.3392)
0.025
-
0.057
(0.0010
-
0.0022)
18.01
0
-
18.021
(0.7091
-
0.7095)
0.01
0
-
0.029
(0.0004
-
0.001
1)
0.1
-
0.7
(0.004
-
0.028)
33.959
-
33.975
(1.3370
-
1.3376)
Dl
D2
1
TYPE
Z9.991 -30.000/29.988-29.99;
:1.1807
/
(1.1
806
-1.1
81 1) ;-1.1810)
3
TYPE
:1.1807
27.991 -30.0001
(1
o,
-1.1811)
'27.988-27.99
:-1.1022)
..
Limit
34.1
0
(1
.3425)
0.2
(0.008)
Unit:
mm
(in)
w
-
-
-
18.08
(0.71 18)
0.1
2
(0.0047)
1
.o
(0.040)
33.85
(1.3327)
-
65
-

Unit
:
mrn
(in)
EH12-2
/
EH17-2
ITEM
STD
Limit
CAMSHAFT
0
Cam
height
29.6
-
29.8
(1.165
-
1.173) 29.45
(1.1 59)
IN.=.
CAMS
I
Journal outside dia.
"D"
type
16.973
-
16.984
(0.6682
-
0.6687) 16.95
(0.6673)
Dl
Dl
14.973
-
14.984
(0.5895
-
0.5899) 14.95
(0.5886)
D2
VALVE
Valve stem outside dia.
5.440
-
5.455
(0.21
42
-
0.21
48) 5.35
(0.21
06)
IN.
5.426
-
5.444
(0.21 36
-
0.21 43) 5.35
(0.21 06)
EX.
0
Clearance between valve
stem
dia. and
valve guide
0.045
-
0.078
(0.001 8
-
0.0031)
0.3
(0.01
2)
IN.
0.056
-
0.092
(0.0022
-
0.0036)
0.3
(0.01
2)
Ex.
Valve clearance
IN
./EX.
(cold)
0.08
-
0.1
2
(0.0031
-
0.0047)
-
66
-

Unit:
mm
(in)
ZAMSHAFT
Cam height
a
Journal outside dia.
'D"
type
ITEM
IN.=.
CAMS
Dl
VALVE
Valve stem outside dia.
Clearance between valve stem dia. and
valve guide
"P
1
.. .. ..
..
..
..
..
..
Valve clearance
D2
IN.
Ex.
IN.
EX.
IN
./EX.
(cold)
EH25-2
I
Limit
30.6
-
30.8
(1.205
-
1.213) 30.45
(1.199)
24.967
-
24.980
(0.9823)
(0.9830
-
0.9835)
24.95
14.973
-
14.984
(0.5886)
(0.5895
-
0.5899)
14.95
5.975
-
5.990
(0.2303)
(0.2352
-
0.2358)
5.85
5.960
-
5.975
(0.2303)
(0.2346
-
0.2352)
5.85
0.045
-
0.078
(0.01
2)
(0.001 8
-
0.0031) 0.3
0.060
-
0.093
(0.01
2)
(0.0024
-
0.0037)
0.3
0.08
-
0.1
2
(0.0031
-
0.0047)
-
67
-

ITEM
TAPPET
0
Stem outside dia.
0
Guide inside
dia.
0
Tappet
guide clearance
VALVE
SPRING
FREE
LENGTH
Unit:
rnrn
(in)
1
STD
7.960
-
7.975
(0.31
34
-
0.31
40)
8.000
-
8.01
5
(0.31
50
-
0.31
56)
0.025
-
0.055
(0.001
0
-
0.0022)
Limit
-
68
-

Unit: mrn
(in)
ITEM
TAPPET
Stem outside dia.
Guide inside dia.
8
0
Tappet guide clearance
VALVE
SPRING
FREE
LENGTH
~~ ~ ~~~
I
ITEM
VALVE SEAT ANGLE(IN. EX.)
0
Valve cutter angle(a)
0
Valve contact width(b)
a
EH25-2
STD
Limit
7.960
-
7.975
(0.31 34
-
0.31
40)
8.000
-
8.01
5
(0.31
50
-
0.31
56)
0.025
-
0.055
(0.001
0
-
0.0022)
35.5
(1.4)
1
~
Unit: rnm
(in
EH12-2
11
7-2 125-2
STD
limit
a:
90"
b
:
0.7
-
1
.O
(0.028
-
0.039)
2.0
(0.079)
-
69
-

12-2 TORQUE SPECIFICATIONS
EH12-2
/
17-2
type
TIGHTENING TORQUE
N*m
ft-
Ib
kg cm
DESCRIPTION
Cylinder head bolts
5.7
-
7.2 80
-
100
7.8
-
9.8
Main bearing cover bolts
43
-
47
600
-
650
58.8
-
63.7
Flywheel nut
Connecting rod cap
bolts
16.6
-
19.5
230
-
270 22.5
-
26.5
EH12-2
12.2-14.4
6.5-8.3 170-200 90-115
.16.6-19.6 8.8-11.2 EH17-2
EH12-2
EH17-2 EH12-2 EH17-2
New spark plug
16.6
-
19.5
230
-
270
22.6
-
26.5
Retightening
8.7
-
10.9
120
-
150
11.8-14.7
Spark plug
EH25-2
type
TIGHTENING TORQUE
Nom
ft-lb
kg
cm
DESCRIPTION
Cylinder head
bolts
43
-
47
600
-
650
58.8
-
63.7
Flywheel nut
16.3
-
19.8
225
-
275 21.3
-
26.9 Connecting
rod
cap bolts
24.6
-
30.3
340
-
420 33.3
-
41.2
Main bearing cover
bolts
1
16.7-18.6
I
170
-
190
I
12.3- 13.7
I
New spark
plug
I
11.8
-
14.7
I
120
-
150
I
8.7
-
10.9
I
Retightening
I
22.6
-
26.5
I
230
-
270
I
16.6
-
19.5
-
70
-

12-3
OIL
GRADE
CHART
Specified
Lubrican
Quality
T-
Single
grade
Multi-
grade
Comparison between oil viscosity and temparature
I
I
I
I
I
1
I I
I
-
20
-
10
0
10
20
30
40
"C
-4 14
32 50
68
86
104
"F
Use
oil classified
as
SE
or higher.
Multi-grade oil tends
to
increase its consumption at high ambient temperature.
-
71
-

13.
MAINTENANCE AND STORAGE
The following maintenance
jobs
apply when the engine
is
operated correctly under normal conditions.
The indicated maintenance intervals are
by
no means guarantees
for
maintenance free operations during
these intervals.
For example,
if
the engine
is
operated in extremely dusty conditions, the air cleaner should be cleaned
every day instead
of
every
50
hours.
13-1
DAILY MAINTENANCE
MAINTENANCE
1)
Clean away dust and chaff from engine.
2)
Check fuel leakage from fuel system. If any,
retighten fasteners
or
replace necessary
parts.
3)
Inspect for loose hardwares and retighten if
necessary.
4)
Check
oil
level and add
to
full
mark.
REMARKS
Governor linkage is especially sensitive to dust.
~~ ~ ~~ ~~
Loose
bolts
and
nuts
may come
off
and result
in
breakage of other
parts.
~~
13-2
INITIAL
20
HRS.
MAINTENANCE
MAINTENANCE REMARKS
L
I
1)
Change crankcase oil.
To
remove
sludge
from
run
-
in
operation.
I
13-3
EVERY
50
HRS.
(10
DAYS)
MAINTENANCE
MAINTENANCE REMARKS
I
1)
Change crankcase oil. Contaminated
oil
quickens
wear.
I
2)
Clean
air
cleaner.
3)
Check and clean spark plug. If dirty, wash in gasoline
or
polish with emery paper.
-
72
-

13-4
EVERY
100-200
HRS. (MONTHLY) MAINTENANCE
I
MAINTENANCE
I
REMARKS
I
~
1)
Clean fuel filter and fuel
tank.
2)
Inspect cooling system and remove
dirt
and
Remove blower housing and clean
up
between fins and housing.
chaff.
13-5
EVERY
500-600
HRS. MAINTENANCE
I
MAINTENANCE
I
REMARKS
I
I
1)
Remove carbon from cylinder head.
~ ~~~
I
Carbon deposits
in
combustion chamber causes lack
of
power.
I
2)
Disassemble and clean carburetor.
I
I
13-6
EVERY
1000
HRS. (YEARLY) MAINTENANCE
MAINTENANCE REMARKS
1)
Overhaul engine. Clean and correct parts.
Replace piston rings and other necessary parts.
2)
Replace fuel lines once a
year.
Avoid hazards caused
by
fuel leakage.
13-7
ENGINE STORAGE
(1)
Perform the above
13-1
and
13-2
maintenance
jobs.
(2)
Drain fuel from the fuel tank and carburetor float chamber.
(3)
To
prevent rust in the cylinder bore,
apply
oil
through the sp
several turns by hand. Reinstall the plug. ark plug hole and turn the crankshaft
(4)
Turn the starting pulley
by
hand
and
leave it where the
resistance
is
the heaviest.
(5)
Clean outside
of
the engine with
oiled
cloth.
(6)
Put
a
plastic cover
or
the like over the engine and store the engine in dry place.
-
73
-


SU6ARU
~bin America, Inc.
940 Lively Blvd.
l
Wood Dale, IL 60191
l
Phone: 630-350~8200
l
Fax: 630-350-8212
e-mail: sale.s@robinamerica.com
l
www.robinamerica.com
PRINTED IN THE USA I