550 Electric NA Manual Parts
2012-03-16
: Sweepscrub 550 Electric Parts Manual 550_Electric_parts_manual 395 file product_file
Open the PDF directly: View PDF .
Page Count: 136 [warning: Documents this large are best viewed by clicking the View PDF Link!]
- 550 Electric NA Parts Manual
- HOW TO USE THIS MANUAL
- STANDARD PARTS
- Fig. 1 -- Recommended General Maintenance Items
- Fig. 2 -- Replacement Brushes
- Fig. 3 -- Main Frame Group
- Fig. 4 -- Seat Group
- Fig. 5 -- Main Frame Noise Insulation Group
- Fig. 6 -- Speed And Directional Pedal Group
- Fig. 7 -- Scrub Head Hopper Group
- Fig. 8 -- Scrub Head Right Side Squeegee Assembly
- Fig. 9 -- Scrub Head Left Side Squeegee Assembly
- Fig. 10 -- Scrub Head Lift Group
- Fig. 11 -- Scrub Head Solution Supply and Control Group
- Fig. 12 -- Scrub Head Front Brush Drive Components Group
- Fig. 13 -- Scrub Head Front Brush Idler Assembly
- Fig. 14 -- Scrub Head Rear Brush Idler Assembly
- Fig. 15 -- Scrub Head Rear Brush Drive Components Group
- Fig. 16 -- Vacuum Fan Assembly
- Fig. 17 -- Electric Motor Group
- Fig. 18 -- Steering Column Group
- Fig. 19 -- Instrument Panel Group
- Fig. 20 -- Instrument Panel Components Group
- Fig. 21 -- Control Panel Components Group
- Fig. 22 -- MFR Control Assembly
- Fig. 23 -- Electrical Schematic
- Fig. 24 -- Power Wheel Group
- Fig. 25 -- Electrical Wire Harness Group
- Fig. 26 -- Front Wheel Assembly
- Fig. 27 -- Brakes Group
- Fig. 28 -- Front Wheel Parking Brake Group
- Fig. 29 -- Hydraulic Pump Group
- Fig. 30 -- Hydraulic Control Valve Group
- Fig. 31 -- Hydraulic Schematic (001330-- 005607)
- Fig. 32 -- Hydraulic Schematic (005608-- )
- Fig. 33 -- Hydraulic Filter Group
- Fig. 34 -- Hydraulic Hoses Group (001330-- 005607)
- Fig. 35 -- Hydraulic Hoses Group (005608-- )
- Fig. 36 -- Trunnion Group
- Fig. 37 -- Solution and Recovery Tanks Group, Front Side
- Fig. 38 -- Solution and Recovery Tanks Group, Rear Side
- Fig. 39 -- Rear Wheel Group
- Fig. 40 -- Rear Wheel Parking Brake Handle Group
- Fig. 41 -- Rear Wheel Parking Brake Group
- Fig. 42 -- Rear Bumper Group
- Fig. 43 -- Rear Squeegee Assembly
- SRS PARTS
- Fig. 1 -- SRS Solution Supply and Control Group
- Fig. 2 -- SRS Control Panel Assembly
- Fig. 3 -- SRS Front Side of Solution Tank Group, (001330-- 004933)
- Fig. 4 -- SRS Front Side of Solution Tank Group, (004934-- )
- Fig. 5 -- SRS Rear Side of Solution Tank Group, (001330-- 004933)
- Fig. 6 -- SRS Rear Side of Solution Tank Group, (004934-- )
- Fig. 7 -- SRS Wire Harnesses
- OPTIONS
- Fig. 1 -- Overhead Guard Kit
- Fig. 2 -- Revolving Light Kit, Overhead Guard
- Fig. 3 -- Heavy Duty Bumper Kit
- Fig. 4 -- SRS Heavy Duty Bumper Kit
- Fig. 5 -- SRS Sludge Removal Tool
- Fig. 6 -- Solution Tank Drain Kit
- Fig. 7 -- Fire Extinguisher Kit
- Fig. 8 -- Operating Light Kit
- Fig. 9 -- SRS Operating Light Kit (001330-- 004933)
- Fig. 10 -- SRS Operating Light Kit (004934-- 007059)
- Fig. 11 -- Operating Light Kit (007060-- )
- Fig. 12 -- Squeegee Wand Kit
- Fig. 13 -- SRS Squeegee Wand Kit
- Fig. 14 -- Mirror Kit
- Fig. 15 -- Tire and Wheel Kit, Foam Filled
- Fig. 16 -- Dust Shield Kit
- Fig. 17 -- Battery Chargers
- Fig. 18 -- Batteries
- Fig. 19 -- Batteries (International)
- Fig. 20 -- Side Squeegee Extension Kit
- Fig. 21 -- Documentation Group
- BREAKDOWNS
- Fig. 1 -- SRS Metering Solution Pump Breakdown, 16485
- Fig. 2 -- SRS Solution Pump Breakdown, 79326-- 1
- Fig. 3 -- Power Wheel Breakdown, 75274
- Fig. 4 -- Hydraulic Pump Breakdown, 76043
- Fig. 5 -- Hydraulic Steering Valve Breakdown, 57982
- Fig. 6 -- Hydraulic Steering Valve Breakdown, 74176
- Fig. 7 -- Hydraulic Steering Valve Breakdown, 65242
- Fig. 8 -- Hydraulic Solenoid Control Valve Breakdown, 31574
- Fig. 9 -- Hydraulic Cylinder Breakdown, 04431
- Fig. 10 -- Electric Motor Breakdown, 76213
- Fig. 11 -- Electric Motor Breakdown, 76214
- Fig. 12 -- Electric Motor Breakdown, 16450
- Fig. 13 -- Electric Motor Breakdown, 03462
- Fig. 14 -- Electric Motor Breakdown, 76017
- Fig. 15 -- Electric Relay Breakdown, 76095
- Fig. 16 -- Electric Relay Breakdown, 76096
- Fig. 17 -- Electric Relay Breakdown, 76092
- CROSS REFERENCE

550
*MM149*
www.tennantco.com
MM149
Rev. 28 (10-2010)
TennantTruetParts and Supplies
Rider Scrubber
Manual
(Electric)
Parts
Home
Find...
Go To..

This manual is furnished with each new model. It provides
necessary operation and maintenance instructions.
Read this manual completely and understand the ma-
chine before operating or servicing it.
This machine will provide excellent service. However, the
best results will be obtained at minimum costs if:
SThe machine is operated with reasonable care.
SThe machine is maintained regularly - per the ma-
chine maintenance instructions provided.
SThe machine is maintained with manufacturer sup-
plied or equivalent parts.
PROTECT THE ENVIRONMENT
Please dispose of packaging materials,
old machine components such as
batteries, hazardous fluids such as
antifreeze and oil, in a safe
environmentally way according to your
local waste disposal regulations.
Always remember to recycle.
MACHINE DATA
Please fill out at time of installation for future reference.
Model No.- 550E
Serial No.-
Machine Options --
Sales Rep. --
Sales Rep. phone no. --
Customer Number --
Installation Date --
Tennant Company
PO Box 1452
Minneapolis, MN 55440
Phone: (800) 553--8033 or (763) 523--2850
www.tennantco.com
SRS is a United States registered trademark of the Tennant Company.
Specifications and parts are subject to change without notice.
Copyright E1986--1989, 1991--2002, 2005, 2006, 2010 TENNANT, Printed in U.S.A.
Home
Find...
Go To..

HOW TO USE THIS MANUAL
5-1
550E MM149 (2--95)
HOW TO USE THIS MANUAL
This section on HOW TO USE THIS MANUAL will
tell you how to:
-- Find important machine information for
ordering correct repair parts.
-- Find TENNANT part numbers.
-- Order TENNANT parts and supplies.
IMPORTANT INFORMATION
When placing an order for parts, the machine
model and machine serial number are important.
Refer to the MACHINE DATA box which is filled
out during the installation of your machine. The
MACHINE DATA box is located on the inside of
the front cover of this manual.
The model number of your machine is on the side
of the machine.
The serial number of your machine is printed on
the machine data plate located as shown.
Home
Find...
Go To..

HOW TO USE THIS MANUAL
550E MM149 (2--95)
5-2
FINDING A TENNANT PART NUMBER
This manual contains the following sections:
-- HOW TO USE THIS MANUAL
-- STANDARD PARTS
-- OPTIONS
-- BREAKDOWNS
-- CROSS REFERENCE
The STANDARD PARTS section lists repair parts
for standard machines. They are grouped in this
general order:
-- General wear parts.
-- Machine frame and related parts.
-- Machine propelling system.
-- Scrubbing components.
-- Electrical parts.
The OPTION section lists repair parts of options.
The BREAKDOWN section lists available repair
parts of major components.
All sections in this manual consist of parts
illustrations and corresponding parts lists.
The parts illustrations are numbered with Ref
numbers which refer to corresponding parts lists.
The parts lists include a number of columns of
information:
-- Ref -- column refers to the reference number
on the parts illustration.
∇-- indicates the part is an assembly.
Y-- indicates the part is included in the
assembly listed just before it.
-- TENNANT Part No. -- column lists the
TENNANT part number for the part.
-- Serial Number -- column indicates the set of
machines the part number is applicable to.
Serial numbers change when the machine
design has been modified. The most current
design of the machine is shown in the main
illustration, older designs are boxed in a
corner of the illustration.
-- Description -- column is a brief description
of the part.
-- Qty. -- column lists the quantity of that part
used in that area of the machine.
Home
Find...
Go To..

HOW TO USE THIS MANUAL
5-3
550E MM149 (2--95)
NOTE: If a service kit is installed on your
machine, be sure to keep the INSTRUCTION
BULLETIN which came with the kit. It contains
repair parts numbers needed for ordering future
parts.
NOTE: Fasteners used in this machine may be
metric or non-metric. Take care when replacing
hardware to replace with same thread size.
PLACING AN ORDER
Orders may be placed by phone, fax, or by mail.
Phone orders may need written confirmation.
Follow the steps below to insure prompt delivery:
1. Identify the model number of your machine.
2. Identify the serial number of your machine.
3. Find the part number of the part you need.
Do not order by page number or reference
number. If you are not able to find the part
number, call your TENNANT representative
for help or send the old part as a sample.
4. Determine the quantity of the part you need.
5. Provide the following company information:
-- Company name
-- Customer ID Number
-- Shipping address
-- Billing address
-- First and last name of person ordering
parts
-- Telephone number
-- Purchase order number
6. Provide definitive shipping instructions.
Home
Find...
Go To..

HOW TO USE THIS MANUAL
550E MM149 (2--95)
5-4
Any claim for loss or damage to a shipment in
transit should be filed promptly with the
transportation company making the delivery.
Shipments will be complete unless the packing list
or order acknowledgement indicates items back
ordered.
If parts received are suspected to be incorrect or
defective, please contact the TENNANT
representative from whom you ordered the part.
They will give authorization for return and/or
handle replacement shipments when required.
Home
Find...
Go To..

STANDARD PARTS
6-1
550E MM149 (12--05)
SECTION 6
Contents Page
Fig. 1 -- Recommended General Maintenance
Items 6-2.............................
Fig. 2 -- Replacement Brushes 6-4................
Fig. 3 -- Main Frame Group 6-6...................
Fig. 4 -- Seat Group 6-8..........................
Fig. 5 -- Main Frame Noise Insulation Group 6-9....
Fig. 6 -- Speed And Directional Pedal Group 6-10...
Fig. 7 -- Scrub Head Hopper Group 6-11...........
Fig. 8 -- Scrub Head Right Side
Squeegee Assembly 6-12..............
Fig. 9 -- Scrub Head Left Side
Squeegee Assembly 6-13..............
Fig. 10 -- Scrub Head Lift Group 6-14..............
Fig. 11 -- Scrub Head Solution Supply and
Control Group 6-16....................
Fig. 12 -- Scrub Head Front Brush Drive
Components Group 6-18...............
Fig. 13 -- Scrub Head Front Brush Idler
Assembly 6-20........................
Fig. 14 -- Scrub Head Rear Brush Idler
Assembly 6-21........................
Fig. 15 -- Scrub Head Rear Brush Drive
Components Group 6-22...............
Fig. 16 -- Vacuum Fan Assembly 6-24.............
Fig. 17 -- Electric Motor Group 6-26...............
Fig. 18 -- Steering Column Group 6-28.............
Fig. 19 -- Instrument Panel Group 6-30.............
Fig. 20 -- Instrument Panel Components Group 6-31.
Fig. 21 -- Control Panel Components Group 6-32....
Fig. 22 -- MFR Control Assembly 6-34.............
Fig. 23 -- Electrical Schematic 6-35................
Fig. 24 -- Power Wheel Group 6-38................
Fig. 25 -- Electrical Wire Harness Group 6-40.......
Fig. 26 -- Front Wheel Assembly 6-42..............
Fig. 27 -- Brakes Group 6-43.....................
Fig. 28 -- Front Wheel Parking Brake Group 6-44....
Fig. 29 -- Hydraulic Pump Group 6-45..............
Fig. 30 -- Hydraulic Control Valve Group 6-46.......
Fig. 31 -- Hydraulic Schematic (001330--005607) 6-47
Fig. 32 -- Hydraulic Schematic (005608-- ) 6-48
Fig. 33 -- Hydraulic Filter Group 6-49..............
Fig. 34 -- Hydraulic Hoses Group
(001330--005607) 6-50.................
Fig. 35 -- Hydraulic Hoses Group
(005608-- ) 6-52.................
Fig. 36 -- Trunnion Group 6-54....................
Fig. 37 -- Solution and Recovery Tanks
Group, Front Side 6-56.................
Fig. 38 -- Solution and Recovery Tanks
Group, Rear Side 6-58.................
Fig. 39 -- Rear Wheel Group 6-60.................
Fig. 40 -- Rear Wheel Parking Brake
Handle Group 6-61....................
Contents Page
Fig. 41 -- Rear Wheel Parking Brake Group 6-62....
Fig. 42 -- Rear Bumper Group 6-63................
Fig. 43 -- Rear Squeegee Assembly 6-64...........
Home
Find...
Go To..

STANDARD PARTS
550E MM149 (10--10)
6-2
550E
Fig. 1 -- Recommended General Maintenance Items
Ref. Part No. Serial Number Description Qty.
o02465 (001330-- )Performance Package, 400 Hour 1
Y378996 (001330-- ) Belt, V, [3v] 56.0l [Hc38] 1
Y55740 (001330-- ) Element, Hydraulic Filter 1
Y378968 (001330-- ) Belt, V, [3v] 28.0l [Hc38] 1
o02460 (001330-- ) Squeegee Blades Kit, Side 1
Y60015 (001330-- )Blade, Squeegee 4
Y59617 (001330-- ) Flap, Containment 2
Y75711 (001330-- ) Brush 2
Y75799 (001330-- ) Skirt 2
o02457 (001330-- ) Squeegee Blades Kit, Rear 1
Y60016 (001330-- )Blade, Rear 1
Y76937 (001330-- ) Strip, Rear Backup 2
Y60018 (001330-- ) Blade, Front 1
o02456 (001330-- ) Hose Kit, Vacuum, SRSr1
Y40870--7 (001330-- ) Hose Assembly 1
Y23498 (001330-- )Clamp, Worm Drive 4
Y76828 (001330-- ) Hose Assembly 1
Y75635AM (001330-- ) Hose Assy, W/1cuff, 1.5d 120l 1.5/ 1
Y11531 (001330-- ) Clamp, Worm Drive 1
Y50845 (001330-- ) Hose, Hopper 1
Y22297 (001330-- )Clamp, Worm Drive 2
Y40870--1 (001330-- ) Hose Assembly 1
Y25649 (001330-- ) Hose, Squeegee 1
Y43555 (001330-- ) Clamp, Worm Drive 2
o02458 (001330-- ) Seal Kit, Tank Door 1
Y25665 (001330-- )Fastener, Winghead 10
Y28165 (001330-- ) Fastener, Nut 10
Y26015 (001330-- ) Fastener, Washer 10
Y06332 (001330-- ) Seal, Door 2
Y76532 (001330-- ) Gasket, Front Suction Tube 1
Y78802 (001330-- ) Gasket 1
Y75076 (001330-- ) Gasket, Rear Suction Tube 1
Y50518 (001330-- ) Flap, Rubber 1
o02455 (001330-- ) Seal Kit, Tank Door, SRSr1
Y78802 (001330-- ) Gasket 3
Y06229 (001330-- )Gasket, Door 1
Y79500 (001330-- ) Sheet, Top Sandblast 2
Y76395 (001330-- ) Gasket, Sandblast Cover 1
Y79557 (001330-- ) Gasket, Air Outlet 1
Y76532 (001330-- ) Gasket, Front Suction Tube 1
Y25665 (001330-- )Fastener, Winghead 10
Y28165 (001330-- ) Fastener, Nut 10
Y26015 (001330-- ) Fastener, Washer 10
Y79391 (001330-- ) Gasket, Solution Door 1
Y06223 (001330-- ) Gasket 2
Y79545 (001330-- ) Gasket 1
Y23498 (001330-- ) Clamp, Worm Drive 1
Home
Find...
Go To..

STANDARD PARTS
6-3
550E MM149 (10--10)
Fig. 1 -- Recommended General Maintenance Items
Ref. Part No. Serial Number Description Qty.
o398344 (006115-- )Kit, Maint, 800hr 1
Y60015 (006115-- ) Blade, Sqge, Linatex, Side 4
Y59617 (006115-- ) Flap, Containment 2
Y75711 (006115-- ) Brush Assy, Strip, 4.0l, Pyp 2
Y75799 (006115-- ) Strip, Backup 2
Y60016 (006115-- )Blade, Sqge, Rear, Linatex 1
Y76937 (006115-- ) Strip, Backup 2
Y60018 (006115-- ) Blade, Sqge, Front, Linatex 1
Y40870--7 (006115-- ) Hose, Flex, Vacuum, 4.0d 54.0l 1
Y23498 (006115-- ) Clamp, Hose, Wormdrive, 3.56--4.50d 5
Y76828 (006115-- ) Hose Assy, Pvc, W/ Cuff, 2.0d, 48.0l 1
Y75635AM (006115-- ) Hose Assy, W/1cuff, 1.5d 120l 1.5/ 1
Y11531 (006115-- ) Clamp, Hose, Wormdrive, 1.06--2.00d 1
Y50845 (006115-- ) Hose, Rbr, 2.00id 2.40od 07.5l 1
Y22297 (006115-- ) Clamp, Hose, Wormdrive, 1.56--2.50d 2
Y40870--1 (006115-- )Hose, Flex, Vacuum, 4.0d 41.1l 1
Y25649 (006115-- ) Hose, Flex, Vacuum, 3.0d 20.0l 1
Y43555 (006115-- ) Clamp, Hose, Wormdrive, 1.62--3.50d 2
Y06332 (006115-- ) Gasket, Door, Clean--Out 2
Y76532 (006115-- ) Gasket, Tube, Suc, Front 2
Y78802 (006115-- ) Gasket 4
Y75076 (006115-- ) Gasket, Tube, Suc, Rear 1
Y50518 (006115-- ) Bar, Flt, Rbr, 0.38 X 6.00 X 18.00l 1
Y06229 (006115-- ) Gasket, Door 1
Y76395 (006115-- ) Gasket, Cover, Sandblast 1
Y79557 (006115-- )Gasket, Air Outlet 1
Y06223 (006115-- ) Gasket 1
Y79545 (006115-- ) Gasket 1
Home
Find...
Go To..

STANDARD PARTS
550E MM149 (5--01)
6-4
Fig. 2 -- Replacement Brushes
1
Home
Find...
Go To..

STANDARD PARTS
6-5
550E MM149 (10--10)
02575 -- ALL
Fig. 2 -- Replacement Brushes
Ref. Part No. Serial Number Description Qty.
175718 (001330-- )Brush, Polypropylene 2
1 75722 (001330-- ) Brush, Abrasive Bristle 2
12876 (001330-- ) Brush Kit, Repair 2
Home
Find...
Go To..

STANDARD PARTS
550E MM149 (8--02)
6-6
Fig. 3 -- Main Frame Group
1422
17
1
2
3
4
5
6
7
8
9
10
11 12
13
14
15
16
17
18
19
20
21
23
24
25
26
27
28
29
30
3132
33
34
35
36 37
38
39
40
41 42 43 44
45
46
47
48
49
50
51
52 53
54
55
55
48
15
01062 -- 550E
Ref. Part No. Serial Number Description Qty.
176140 (001330-- )Resistor, Center Topped 1
2 76093 (001330-- ) Resistor 1
76204 (001330-- ) Wire, Resistor 1
3 75207--1 (001330-- ) Bracket, Resistor Mounting 1
4 75236 (001330-- ) Frame, Tractor 1
575812 (001330-- )Decal, Stripe 1
6 75813 (001330-- ) Decal, Stripe, R.H. 1
7 75814 (001330-- ) Decal, Stripe, L.H. 1
8 76150 (001330-- ) Decal, Warning, High Voltage 1
9 31684 (001330-- ) Shroud, Front 1
10 75379--1 (001330--004362 )Wrap, Steering, L.H. (Replaced by none) 1
11 25186 (001330-- ) Housing, Steering Column 1
12 27474 (001330-- ) Oval, TENNANT 1
13 75379 (001330--004362 ) Wrap, Steering, R.H. (Replaced by none) 1
14 75811 (001330-- ) Decal, Stripe 2
15 76151 (001330-- )Decal, Electric 2
16 75267 (001330-- ) Door, Access, L.H. 1
17 64903 (001330-- ) Latch, Door 1
18 75268 (001330-- ) Door, Top Access 1
Home
Find...
Go To..

STANDARD PARTS
6-7
550E MM149 (5--01)
Fig. 3 -- Main Frame Group
Ref. Part No. Serial Number Description Qty.
19 62595--5 (001330-- )Molding, Dash Panel 1
o20 33729 (001330-- ) Panel, Side Kick 1
Y21 37089 (001330-- ) Decal, Caution, Travel Slowly 1
Y22 76202A (001330-- ) Decal, Caution, Grades 1
Y33622 (001330-- ) Label, Parking Brake 1
23 75237--3 (001330-- )Panel 1
24 76150 (001330-- ) Decal, Warning, High Voltage 1
25 48902 (001330-- ) Label, Tire Pressure 1
26 76355 (001330-- ) Decal, Valve Panel 1
27 76201 (001330-- ) Decal, Operating Instructions 1
28 76072 (001330-- )Decal, Maintenance 1
29 75203 (001330-- ) Sheet, Insulator 1
30 369702 (001330-- ) Horn 1
31 69571 (001330-- ) Mat, Floor 1
32 75430 (001330-- ) Pad, Step 1
33 75258 (001330-- )Pan, Floor 1
34 75480A (001330-- ) Back Frame 1
35 62595--7 (001330-- ) Molding, Control Panel 1
o36 75307--1 (001330-- ) Door Assembly, Control Panel 1
Y37 76150 (001330-- ) Decal, Warning, High Voltage 1
38 75418 (001330-- )Gasket, Control Panel, Side 2
39 75417 (001330-- ) Gasket, Control Panel 2
40 32514 (001330-- ) Decal, Caution, Charging 1
41 39697 (001330-- ) Seal, Foam 2
42 42834--1 (001330-- ) Seal, Foam 2
43 76068 (001330-- )Decal, Battery Requirements 1
44 76073 (001330-- ) Decal, Charging Instructions 1
45 75316--1 (001330-- ) Box, Control Panel 1
46 76118 (001330-- ) Decal, 72 V 1
47 75243 (001330-- ) Panel, Back 1
48 76024 (001330-- )Angle, Battery Hold--down 2
49 75395 (001330-- ) Base, Plywood, Battery 1
50 78118 (001330-- ) Clamp, Hose 2
51 48183 (001330-- ) Chain, Link 1
52 41016 (001330-- ) Clamp, Cable 2
53 76869 (001330-- ) Bracket, Hose 1
54 76158 (001330-- ) Decal, Jacking Tractor 2
55 51787 (001330-- ) Bumper, Rubber 4
10632--1 (001330-- ) Grommet, 1.06 in (27 mm) I.D. 2
10632--2 (001330-- ) Grommet, 0.63 in (15 mm) I.D. 1
10632--12 (001330-- )Grommet, 0.38 in (10 mm) I.D. 1
50646 (001330-- ) Molding, Rigid, 7.5 in (190 mm) 3
62595--5 (001330-- ) Molding, Rigid, 11.5 in (290 mm) 2
62595--11 (001330-- ) Molding, Rigid, 22.0 in (560 mm) 2
62595--18 (001330-- ) Molding, Rigid, 3.0 in (75 mm) 2
44961 (001330-- )Tie, Cable, 14.75 in (375 mm) 6
Home
Find...
Go To..

STANDARD PARTS
550E MM149 (5--01)
6-8
Fig. 4 -- Seat Group
1
2
3
4
5
6
78
6
6
9
9
10 11
12
13
14
15
16
17
18
17
19
19
20 21
22
02373 -- 550E
Ref. Part No. Serial Number Description Qty.
179605 (001330-- )Seat 1
2 43203 (001330-- ) Chain 1
3 43363 (001330-- ) Hook, S 1
4 68567 (001330-- ) Rivet, Pop 2
5 68275 (001330-- ) Pouch, Manual 1
602997 (001330-- )Sleeve 4
7 51459 (001330-- ) Adjuster, Seat 1
8 51458 (001330-- ) Adjuster Assembly, Seat 1
9 52615 (001330-- ) Spacer, Seat Adjuster 4
10 16669 (001330-- ) Plate, Seat Mount 1
11 75272 (001330-- )Hinge, Seat 1
12 50836 (001330-- ) Switch, Micro 1
13 75386 (001330-- ) Rod, Seat Spring 1
14 26103 (001330-- ) Pin, Roll 1
15 75390 (001330-- ) Bracket, Seat Spring 1
16 45261 (001330-- ) Spring 1
17 44307 (001330-- ) Bumper, Rubber 2
18 06526 (001408-- ) Cage, Coil 1
19 10632--4 (001408-- ) Grommet 2
20 86362 (001408-- ) Resistor 1
21 76062 (001408-- )Insulator 2
22 76118 (001408-- ) Label, 72V 1
Home
Find...
Go To..

STANDARD PARTS
6-9
550E MM149 (5--01)
Fig. 5 -- Main Frame Noise Insulation Group
1
23
4
5
6
01064 -- 550E
Ref. Part No. Serial Number Description Qty.
175439 (001330-- )Insulation, Side Panel 1
2 75435 (001330-- ) Insulation, Dash Panel 1
3 75433 (001330-- ) Insulation, Side Kick, Panel 1
4 76868 (001330-- ) Insulation, Side Access Door 1
5 75434 (001330-- ) Insulation, Back Panel 1
676867 (001330-- ) Insulation, Top Access Door 1
Home
Find...
Go To..

STANDARD PARTS
550E MM149 (5--01)
6-10
Fig. 6 -- Speed And Directional Pedal Group
1
2
3
4
5
6
7
8
9
10 11
12
13
14
15
16
17
18
19
20
21
22
23
24
23
16
10
7
5
9
8
17
13
3
Floor
Plan
01065 -- 550E
Ref. Part No. Serial Number Description Qty.
142240 (001330-- )Pedal, Foot Speed 1
2 06474A (001330-- ) Pin, Clevis 1
3 50493 (001330-- ) Ball Joint 2
4 75290 (001330-- ) Rod, Control 1
5 22134 (001330-- ) Pin, Roll 2
675247 (001330-- )Link, Control 1
7 51304--1 (001330-- ) Bearing 2
8 75275 (001330-- ) Spacer, Bearing 2
9 75297 (001330-- ) Pin, Roll 2
10 75292 (001330-- ) Cam 2
11 75281 (001330-- )Cam 1
12 75280 (001330-- ) Cam 1
13 32490 (001330-- ) Washer 2
o14 76171 (001330-- ) Wire Kit, Foot Control 1
Y15 75289 (001330-- ) Stud 2
Y16 12259 (001330-- )Switch 4
Y17 75263 (001330-- ) Bracket, L 2
18 76736 (001330-- ) Clamp, Cable 1
19 75264 (001330-- ) Shaft, Control 1
20 75371 (001330-- ) Collar, Locking 1
21 32493 (001330-- )Washer, Flat 2
22 75287 (001330-- ) Link, Centering 1
23 49681 (001330-- ) Spring, Centering 7
24 75262 (001330-- ) Bracket, Centering Spring 1
Home
Find...
Go To..

STANDARD PARTS
6-11
550E MM149 (10--10)
Fig. 7 -- Scrub Head Hopper Group
00299 -- 550, 550E
Ref. Part No. Serial Number Description Qty.
126156 (001330-- )Knob 1
2 75575 (001330-- ) Spring 2
3 46800 (001330-- ) Pin, Clevis 1
4 75530 (001330-- ) Latch, Hopper 1
5 23191 (001330-- ) Pin, Clevis 1
675607 (001330-- )Nozzle, Hopper 1
7 79301 (001330-- ) Nozzle Wldt, Suc 1
o75634 (001330-- ) Deflector Assembly, Scrub Brush 1
Y8 75642 (001330-- ) Bearing, Sleeve 2
Y9 75636 (001330-- ) Sleeve 2
Y10 75681 (001330-- )Bearing 4
Y11 75638 (001330-- ) Deflector, Scrub Brush 1
Y12 75649 (001330-- ) Skirt, Deflector 1
Y13 75648 (001330-- ) Retainer, Deflector Skirt 1
14 75643 (001330-- ) Sleeve 2
15 22297 (001330-- )Clamp, Worm Drive 2
16 50845 (001330-- ) Hose, Hopper 1
o75569 (001330-- ) Hopper Assembly 1
Y17 75571 (001330-- ) Retainer, Hopper Lip 1
Y18 75572 (001330-- ) Retainer, Hopper Lip 1
Y19 75570 (001330-- )Lip, Hopper 1
Y20 75550 (001330-- ) Hopper, Debris 1
Home
Find...
Go To..

STANDARD PARTS
550E MM149 (5--01)
6-12
Fig. 8 -- Scrub Head Right Side Squeegee Assembly
1
23
4
5
6
7
8
9
10
11
12
13
14
15 16
17
18
19
20
21
22
00302 -- ALL
Ref. Part No. Serial Number Description Qty.
o75712 (001330-- )Deflector Assembly, Brush 1
Y1 75702 (001330-- ) Retainer, Brush 1
Y2 75711 (001330-- ) Brush 1
o3 75501--1 (001330-- ) Frame, Scrubber Head 1
Y4 40575 (001330-- ) Decal, Warning, Use Scrubber 2
575757 (001330-- )Latch, Door 1
6 32486 (001330-- ) Washer 1
7 39810 (001330-- ) Screw, Hex 1
o75790 (001330-- ) Squeegee Assembly, Right Side 1
Y8 75791 (001330-- ) Door, Squeegee 1
Y959617 (001330-- )Flap, Containment 1
Y10 75788 (001330-- ) Frame, Side Squeegee, R.H. 1
Y11 75799 (001330-- ) Strip, Backup 1
Y12 60015 (001330-- ) Blade, Squeegee 1
Y13 75588 (001330-- ) Bracket, Bridge 1
Y14 75592 (001330-- )Band, Squeegee, Retaining 1
Y15 87579 (001330-- ) Latch, Cam Lock Band 1
Y16 75528 (001330-- ) Pin, Door Locking 1
Y17 11476 (001330-- ) Pin, Roll 1
18 75740 (001330-- ) Guard, Splash 1
o40759 (001330-- )Chain and Hook Assembly 1
Y19 40758 (001330-- ) Chain 1
Y20 40646 (001330-- ) Hook, Chain 1
21 59633 (001330-- ) Bearing, Thrust 2
22 78562 (001330-- )Blade, Squeegee, Urethane 1
Home
Find...
Go To..

STANDARD PARTS
6-13
550E MM149 (5--01)
Fig. 9 -- Scrub Head Left Side Squeegee Assembly
1
2
3
4
5
67
8
9
10
11
12
13
14
15
16
17
18
19
20
21
00302 -- 550E
Ref. Part No. Serial Number Description Qty.
o40759 (001330-- )Chain Assembly, Door 1
Y1 40758 (001330-- ) Chain 1
Y2 40646 (001330-- ) Hook 1
o75713 (001330-- ) Deflector Assembly, Brush, L.H. 1
Y3 75703 (001330-- ) Retainer, Brush 1
Y475711 (001330-- ) Brush 1
5 75757 (001330-- ) Latch, Door 1
6 32486 (001330-- ) Washer 1
7 39810 (001330-- ) Screw, Hex 1
o75795 (001330-- ) Squeegee Assembly, L.H. 1
Y875796 (001330-- )Door, Squeegee, L.H. 1
Y9 59617 (001330-- ) Flap, Containment 1
Y10 75789 (001330-- ) Frame, Side Squeegee, L.H. 1
Y11 75799 (001330-- ) Strip, Backup 1
Y12 60015 (001330-- ) Blade, Squeegee 1
Y13 75588 (001330-- ) Bracket, Bridge 1
Y14 75592 (001330-- ) Band, Squeegee Retaining 1
Y15 87579 (001330-- ) Latch, Band 1
Y16 11476 (001330-- ) Pin, Roll 1
Y17 75528 (001330-- ) Pin, Door Locking 1
18 75740 (001330-- )Guard, Splash 1
19 76159 (001330-- ) Decal, Brush Pressure 1
20 59633 (001330-- ) Bearing, Thrust 2
21 78562 (001330-- ) Blade, Squeegee, Urethane 1
Home
Find...
Go To..

STANDARD PARTS
550E MM149 (10--10)
6-14
Fig. 10 -- Scrub Head Lift Group
4
5
8
9
10
11
12
13
14
15
16
17
15
18
19
20
20 19
21
22
23
24
25
26
27
28
29
15 31
30
31
30
16
98
32
33
27
34
6
72
1
3
Home
Find...
Go To..

STANDARD PARTS
6-15
550E MM149 (10--10)
09797 -- 550E
Fig. 10 -- Scrub Head Lift Group
Ref. Part No. Serial Number Description Qty.
176063 (001330-- )Label, Headlock 1
2 76628 (001330-- ) Cover, Headlock 1
3 26565 (001330-- ) Knob 1
4 25224 (001330--004164 ) Headlock Replacement Kit 1
5 11476 (001330--004164 ) Pin, Roll 1
625219 (004165-- )Pivot, Headlock 1
7 78078 (001330-- ) Spring 1
8 04733--12 (001330-- ) Pin, Clevis 2
9 42120 (001330-- ) Bearing 2
10 14326 (001330--001338 ) Pin, Roll 1
11 25018 (001330--001338 )Nut, Slotted 1
12 15398 (001330-- ) Sleeve 1
13 02589 (001339-- ) Nut 1
14 75627 (001330-- ) Lift, Scrub Head 1
15 11716 (001330-- ) Fitting, Grease, 45_4
16 11048 (001330-- )Fitting, Grease 2
17 75622 (001330-- ) Stud 1
18 77097 (001330-- ) Fitting, Elbow 1
19 39348 (001330-- ) Washer 3
20 42120--9 (001330-- ) Bearing 2
21 75617 (001330-- ) Spring 1
22 40846 (001330-- ) Spring 1
23 75766 (001330-- ) Plate, Mounting 1
24 75764 (001330-- ) Plate 1
25 75616 (001330-- ) Shaft, Pivot 1
26 34359 (001330-- )Fitting, Elbow, 45_1
27 32524 (001330-- ) Nut 4
28 48901 (001330-- ) U--bolt 1
29 53963A (001330-- ) Screw, Hex 1
30 51103 (001330-- ) Pin, Clevis 2
31 08174 (001330-- )Pin, Cotter 2
32 06279 (001330-- ) Pin, Clevis 1
33 31554 (001330--001449 ) Cylinder, Hydraulic 1
33 09624 (001450-- ) Cylinder, Hydraulic 1
34 25220 (004165-- )Lever, Headlock 1
Home
Find...
Go To..

STANDARD PARTS
550E MM149 (5--01)
6-16
Fig. 11 -- Scrub Head Solution Supply and Control Group
2
6
8
1
3
4
5
7
24
28
27
7
9
10
16
24
13 15
14
17
12
11
19 18
20
22
23
18
19
18 21
25
26
24
28
27
24
Home
Find...
Go To..

STANDARD PARTS
6-17
550E MM149 (5--01)
01069 -- 550, 550E
Fig. 11 -- Scrub Head Solution Supply and Control Group
Ref. Part No. Serial Number Description Qty.
126565 (001330-- )Knob 1
o75318 (001330-- ) Lever Assembly, Solution Control 1
Y2 56903 (001330-- ) Bolt 1
Y3 08791 (001330-- ) Bellcrank 1
Y4 52296 (001330-- ) Washer, Nylon 2
Y550902 (001330-- )Nut 1
Y6 75319 (001330-- ) Bar, Mounting 1
Y7 41063 (001330-- ) Clevis and Pin 2
Y8 23515 (001330-- ) Strip, Cable Mounting 1
Y9 75314 (001330-- ) Cable, Solution Control 1
10 75801 (001330--004038 )Arm, Control 1
10 12072 (004039-- ) Arm, Control 1
11 14877 (001330-- ) Elbow 1
12 12052 (001330--004038 ) Valve Replacement Kit, Water 1
12 12060 (004039-- ) Valve, Water 1
13 75601A (001330-- )Tube, Connector 1
14 42133A (001330-- ) Tee, Plastic 1
15 75611 (001330-- ) Plug, Flushing 1
16 75803 (001330--004038 ) Plate, Valve Mounting 1
16 12074 (004039-- ) Plate, Valve Mounting 1
17 75802--1 (001330-- )Bracket, Water Valve Mounting 1
18 50544 (001330-- ) Clamp, Cable 3
19 42153A (001330-- ) Plug, Tube 2
20 75596A (001330-- ) Tube, Spreader 1
21 31313 (001330-- ) Tube, Spreader 1
22 42133A--1 (001330-- )Tee, Plastic 1
23 75597A (001330-- ) Tube, Spreader 1
24 11399 (001330-- ) Clamp, Worm Drive 6
25 47846 (001330-- ) Hose, Solution 1
26 75119 (001330-- ) Tee, Plastic 1
27 44031 (001330-- )Clamp, Hose 2
28 47845 (001330-- ) Hose, Solution 2
Home
Find...
Go To..

STANDARD PARTS
550E MM149 (5--01)
6-18
Fig. 12 -- Scrub Head Front Brush Drive Components Group
2
3
4
5
6
7
8
9
10
1
11 12
13 14
15
16
17 18
19
20
21
22
23
24
25
26
27
28
29
30
31
32
33
34
35
36
37
38
39
40
41
5
4
Home
Find...
Go To..

STANDARD PARTS
6-19
550E MM149 (2--05)
01072--01071 -- 550E
Fig. 12 -- Scrub Head Front Brush Drive Components Group
Ref. Part No. Serial Number Description Qty.
139527 (001330-- )Nut 1
2 76568 (001330-- ) Plug, Brush Drive 1
3 00500--15 (001330-- ) Key, Woodruff 1
4 09005 (001330-- ) Ring, Retaining 2
5 386694 (001330-- ) Bearing, Ball, 1.00b 2.00d 0.50w [2seal] 2
608175 (001330-- )Pin, Cotter 1
7 75668 (001330-- ) Shaft, Brush Drive 1
8 75652 (001330-- ) Housing, Bearing 1
9 75600 (001330-- ) Shim, Bearing Bracket, 0.12 in (3 mm) 3
76218 (001330-- ) Shim, Bearing Bracket, 0.06 in (1.5 mm) 1
10 42499 (001330-- )Bracket, Bearing, L.H. 1
11 75786 (001330-- ) Shaft, Brush 1
12 42126 (001330-- ) Flange, Bearing 1
13 51448 (001330-- ) Bearing 1
14 00500--20 (001330-- ) Key, Woodruff 1
15 75780 (001330-- )Hub, Brush 1
16 75760 (001330-- ) Channel, Bearing Cover 1
17 75694--1 (001330-- ) Arm, Front Brush Drive 1
18 51938 (001330-- ) Plug, Thread 1
19 14834 (001330-- ) Plug, Oil Check 1
20 75578 (001330-- ) Sprocket, Brush Drive 1
79599 (001330-- ) Screw, Set 2
21 00927 (001330-- ) Key, Square 1
22 75696 (001330-- ) Gasket, Front Chain Cover 1
23 75692--1 (001330-- ) Cover, Chain Housing 1
24 75671 (001330-- )Cover, Oil Fill 1
25 75672 (001330-- ) Gasket, Oil Fill Cover 1
o26 75750 (001330-- ) Chain Assembly, Front 1
Y75579 (001330-- ) Link, Chain Connecting 1
27 00915 (001330-- ) Key, Square 1
28 75577 (001330-- )Sprocket, Motor Drive 1
79598 (001330-- ) Screw, Set 2
29 07316--15 (001330-- ) Breather, Chain Case 1
30 75691 (001330-- ) Gasket, Motor 1
31 75663 (001330-- ) Spacer, Motor 1
32 76213 (001330-- )Motor Assembly (See Breakdowns) 1
33 75520 (001330-- ) Pin, Clevis 1
34 06573 (001330-- ) Link, Brush Lift 1
35 75769 (001330-- ) Bracket, Mounting 1
36 75773 (001330-- ) Spring, Compressed 1
37 32493 (001330-- )Washer 1
38 75768 (001330-- ) Isolator, Vibration 1
39 51452 (001330-- ) Knob, Adjusting 1
40 39274 (001330-- ) Lock, Knob, Adjusting 1
41 76211 (001330-- )Decal, Chain Lubrication 1
Home
Find...
Go To..

STANDARD PARTS
550E MM149 (5--01)
6-20
Fig. 13 -- Scrub Head Front Brush Idler Assembly
1
3
4
5
6
7
8
9
10
11
12
13
14
15
16
17
18
19
2
16
00320 -- ALL
Ref. Part No. Serial Number Description Qty.
151938 (001330-- )Plug, Plastic 1
o75761 (001330-- ) Shaft Assembly, Brush 1
Y2 75781 (001330-- ) Hub, Brush 1
Y3 51317 (001330-- ) Pin, Roll 1
4 22297 (001330-- ) Clamp, Worm Drive 1
542126 (001330-- )Flange, Bearing 2
6 51448 (001330-- ) Bearing 1
7 75600 (001330-- ) Shim, Bearing Bracket, 0.12” (3 mm) 3
76218 (001330-- ) Shim, Bearing Bracket, 0.06” (1.5 mm) 1
8 42498 (001330-- ) Bracket, Bearing, R.H. 1
975760 (001330-- )Channel, Bearing Cover 1
o75656 (001330-- ) Idler Assembly, Front Scrub Brush 1
Y10 40390 (001330-- ) Cover, Grease Fitting 1
Y11 51564 (001330-- ) Washer 1
Y12 51046 (001330-- ) Ring, Retaining 1
Y13 41032 (001330-- )Bearing 1
Y14 40076 (001330-- ) Shield, Bearing 1
Yo15 40999A (001330-- ) Plug, Brush Idler 1
YY 16 02984 (001330-- ) Screw, Socket 2
Y17 75657 (001330-- ) Arm, Front Brush Idler 1
Y18 06418 (001330-- )Fitting, Grease 1
Y36328 (001330-- ) Washer, Belleville 1
19 25195 (004129-- ) Deflector 1
Home
Find...
Go To..

STANDARD PARTS
6-21
550E MM149 (5--01)
Fig. 14 -- Scrub Head Rear Brush Idler Assembly
1
2
3
4
5
67
8
910
11
12
13
14
15
16
17
6
00320 -- ALL
Ref. Part No. Serial Number Description Qty.
o75654 (001330-- )Idler Assembly, Rear Brush 1
Y1 40390 (001330-- ) Cover, Grease Fitting 1
Y2 06418 (001330-- ) Fitting, Grease 1
Y3 75631 (001330-- ) Slide, R.H. 1
Y4 75655 (001330-- ) Arm, Rear Brush Idler 1
Yo540999A (001330-- )Plug, Brush Idler 1
YY 6 02984 (001330-- ) Screw, Socket 2
Y7 40076 (001330-- ) Shield, Bearing 1
Y8 41032 (001330-- ) Bearing 1
Y9 51046 (001330-- ) Ring, Retaining 1
Y10 51564 (001330-- )Washer 1
Y36328 (001330-- ) Washer, Belleville 1
o75761 (001330-- ) Shaft Assembly, Brush 1
Y11 75781 (001330-- ) Hub, Brush 1
Y12 51317 (001330-- ) Pin, Roll 1
13 42639 (001330-- )Bracket, Bearing 1
14 51448 (001330-- ) Bearing 1
15 22297 (001330-- ) Clamp, Worm Drive 1
16 51449 (001330-- ) Flange, Bearing 2
17 51938 (001330-- )Plug, Plastic 1
Home
Find...
Go To..

STANDARD PARTS
550E MM149 (8--02)
6-22
Fig. 15 -- Scrub Head Rear Brush Drive Components Group
2
3
45
6
7
8
9
10
1
11
12
13
14
15
16
17
18 19
20
21
22
23
24 25
26
27
28
29
30
31
32
33
34
35
36
37
38
39
40
41
42
4
5
43
Home
Find...
Go To..

STANDARD PARTS
6-23
550E MM149 (2--05)
01071--01072 -- 550E
Fig. 15 -- Scrub Head Rear Brush Drive Components Group
Ref. Part No. Serial Number Description Qty.
139527 (001330-- )Nut 1
2 76568 (001330-- ) Plug, Brush Drive 1
3 00500--15 (001330-- ) Key, Woodruff 1
4 09005 (001330-- ) Ring, Retaining 2
5 386694 (001330-- ) Bearing, Ball, 1.00b 2.00d 0.50w [2seal] 2
608175 (001330-- )Pin, Cotter 1
7 75668 (001330-- ) Shaft, Brush Drive 1
8 75652 (001330-- ) Housing, Bearing 1
9 75706 (001330-- ) Slide, L.H. 1
10 75780 (001330-- ) Hub, Brush Drive 1
11 00500--20 (001330-- )Key, Woodruff 1
12 51449 (001330-- ) Flange, Bearing 2
13 51448 (001330-- ) Bearing 1
14 42639 (001330-- ) Bracket, Bearing Mount 1
15 75786 (001330-- ) Shaft, Brush 1
16 76214 (001330-- )Motor Assembly (See Breakdowns) 1
17 75663 (001330-- ) Spacer, Motor 1
18 75691 (001330-- ) Gasket, Motor 1
19 75661--1 (001330-- ) Arm, Rear Brush Drive 1
20 07316--15 (001330-- ) Breather, Chain Case 1
21 75577 (001330-- )Sprocket, Motor Drive 1
79598 (001330-- ) Screw, Set 2
22 00915 (001330-- ) Key, Square 1
o23 75749 (001330-- ) Chain Assembly, Rear 1
Y75579 (001330-- ) Link, Chain Connecting 1
24 75672 (001330-- )Gasket, Oil Fill Cover 1
25 75671 (001330-- ) Cover, Oil Fill 1
26 75680--1 (001330-- ) Cover, Chain Housing 1
27 75669 (001330-- ) Gasket, Rear Chain Cover 1
28 00927 (001330-- ) Key, Square 1
29 75578 (001330-- ) Sprocket, Brush Drive 1
79599 (001330-- ) Screw, Set 2
30 14834 (001330-- ) Plug, Oil Check 1
31 51938 (001330-- ) Plug, Thread 1
32 75520 (001330-- ) Pin, Clevis 1
33 06573 (001330-- )Link, Brush Lift 1
34 29718--1 (001330-- ) Spacer, Spring 1
35 75774 (001330-- ) Spring, Compressed 1
36 32493 (001330-- ) Washer 1
37 75772 (001330-- ) Spacer, Isolator 2
38 75768 (001330-- )Isolator, Vibration 1
39 75744 (001330-- ) Sleeve, Knob 1
40 51452 (001330-- ) Knob, Brush Adjusting 1
41 39274 (001330-- ) Lock, Knob Adjusting 1
42 76211 (001330-- ) Decal, Chain Lubrication 1
43 32376 (001330-- )Fitting, Hyd, E45, Pm02/Pf02 1
Home
Find...
Go To..

STANDARD PARTS
550E MM149 (5--01)
6-24
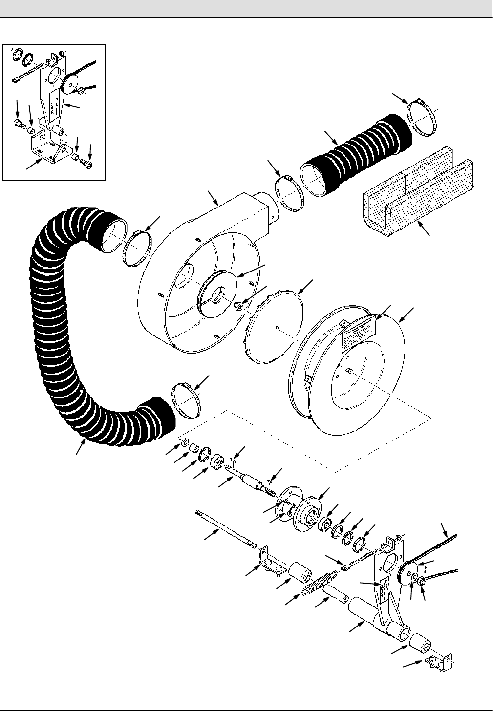
Fig. 16 -- Vacuum Fan Assembly
23
4
5
6
78
9
10
1
11
12
13
1415
16
17
18 19
20
21
22 23
24
26
27
28
29
30
31
32
33
34
35
7
8
22
23
26
26
26
32
36
37
35
38
25
Home
Find...
Go To..

STANDARD PARTS
6-25
550E MM149 (5--01)
02375 -- 550E
Fig. 16 -- Vacuum Fan Assembly
Ref. Part No. Serial Number Description Qty.
o61700 (001330-- )Fan Assembly, Vacuum 1
Y1 31615 (001330-- ) Housing, Front 1
Y2 41130 (001330-- ) Nut, Low Crown 1
Y3 03922 (001330-- ) Impeller 1
Y4 58107 (001330-- ) Housing, Rear 1
Y541007 (001330-- )Decal, Lubricating Instructions 1
Y6 75461 (001330-- ) Sleeve 1
Y7 10464 (001330-- ) Ring, Retaining 2
Y8 40496 (001330-- ) Bearing, Bal 2
Y9 00966 (001330-- ) Key, Square 1
Y10 16401 (001330--003921 )Shaft, Fan (Replaced by 03839) 1
Y10 03839 (003922--004737 ) Shaft, Fan (Replaced by 61256) 1
Y10 375613 (004738-- ) Shaft, Fan 1
Y11 16400 (001330-- ) Housing, Bearing 1
Y12 47801 (001330-- ) Fitting, Grease 1
Y13 40390 (001330-- )Cover, Grease 1
Y14 42809 (001330-- ) Washer, Wavy 1
Y15 75454 (001330-- ) Shim 1
Y16 40052 (001330-- ) Decal, Danger, Fan Suction 1
Y17 75456 (001330-- ) Shim, 0.003 in (0.07 mm) 1
Y17 75456--1 (001330-- )Shim, 0.005 in (0.12 mm) 1
Y17 75456--2 (001330-- ) Shim, 0.010 in (0.25 mm) 2
Y17 75456--3 (001330-- ) Shim, 0.020 in (0.50 mm) 2
Y17 75456--4 (001330-- ) Shim, 0.060 in (1.52 mm) 2
Y18 15331 (004738-- ) Washer, Special 1
Y19 61693 (004738-- )Nut, Slotted Hex 1
Y20 03745 (001330--004737 ) Sheave, Fan 1
Y20 375615 (004738-- ) Sheave, Fan 1
21 378996 (001330-- ) V--Belt 1
22 40565 (001330--004153 ) Screw, Shoulder 2
23 40840 (001330--004153 )Bushing 2
24 75467 (001330--004153 ) Bracket, Mounting 1
25 50864 (001330-- ) Spring, Tension 1
26 23498 (001330-- ) Clamp, Worm Drive 4
27 40870--1 (001330-- ) Hose Assembly 1
28 40870--4 (001330-- ) Hose Assembly 1
29 75344 (001330-- ) Insulation 1
30 58114 (001330-- ) Repair Kit, Fan Assembly 1
o25640 (004154-- ) Bracket Assembly 1
Y31 25632 (004154-- ) Bracket, Mounting 1
Y32 25384 (004154-- )Bearing 2
Y33 25636 (004154-- ) Spacer 1
34 25637 (004154-- ) Rod, Threaded 1
35 25639 (004154-- ) Bracket 2
36 42331--1 (001330-- ) Bolt, Eye 1
37 25641 (001330--004153 )Fan Replacement Kit 1
38 00911 (001330-- ) Key, Square 1
Home
Find...
Go To..

STANDARD PARTS
550E MM149 (5--01)
6-26
Fig. 17 -- Electric Motor Group
1
2
3
4
5
6
Home
Find...
Go To..

STANDARD PARTS
6-27
550E MM149 (5--01)
02955 -- 550E
Fig. 17 -- Electric Motor Group
Ref. Part No. Serial Number Description Qty.
116450 (001330--001407 )Motor (See Breakdowns) (Replaced by 03463) 1
1 03462 (001408-- ) Motor, Electric (See Breakdowns) 1
2 00935 (001330-- ) Key, Square 1
3 SK2612 (001330--004299 ) Sheave Replacement Kit 1
3 391801 (004300-- ) Sheave, Motor 1
439332 (001330-- )Screw, Set 2
5 02076 (001330-- ) Cover, Terminal 2
6 03464 (001408--xxxxxx ) Bracket, Motor Mounting (Replaced by none) 1
Home
Find...
Go To..

STANDARD PARTS
550E MM149 (5--01)
6-28
Fig. 18 -- Steering Column Group
17
18
2
3
4
5
6
7
8
9
10
1
11
12
13
14
15
16
19
20
21
22
20
Home
Find...
Go To..

STANDARD PARTS
6-29
550E MM149 (5--01)
11121 -- 550E
Fig. 18 -- Steering Column Group
Ref. Part No. Serial Number Description Qty.
o14700 (001330-- )Horn Button Assembly 1
Y1 47010--7 (001330-- ) Cover, Horn Button 1
Y2 47010--6 (001330-- ) Button, Horn 1
Y3 47010--2 (001330-- ) Cup, Contact 1
Y4 47010--3 (001330-- ) Spring 1
Y547010--1 (001330-- )Cap, Contact 1
Y6 47010--4 (001330-- ) Screws, Horn Button, Wood 3
Y7 14700--4 (001330-- ) Plate 1
Y8 14700--1 (001330-- ) Ferrule, Insulation 1
Y9 14700--2 (001330-- ) Spring 1
Y10 14700--3 (001330-- )Washer 1
11 17269 (001330-- ) Wheel, Steering 1
12 57676 (001330-- ) Nut 1
13 75326 (001330-- ) Column, Steering 1
14 44310 (001330-- ) Sleeve 2
15 10829 (001330-- )Screw, Cap 2
16 57982 (001330--005268 ) Control, Steering (See Breakdowns) 1
16 74176 (005269--005607 ) Control, Steering (See Breakdowns) 1
17 56690 (001330--005607 ) Fitting, Straight 2
18 56820 (001330--005607 ) Fitting, Elbow 2
19 65242 (005608-- )Control, Steering (See Breakdowns) 1
20 56690 (005608-- ) Fitting, Straight 3
21 56820 (005608-- ) Fitting, Elbow 2
22 56820 (005608-- ) Fitting, Elbow 1
Home
Find...
Go To..

STANDARD PARTS
550E MM149 (5--01)
6-30
Fig. 19 -- Instrument Panel Group
2
3
4
5
6
7
8
9
10
1
11
12
13
14
15 16
12
17
02388 -- 550E
Ref. Part No. Serial Number Description Qty.
175294 (001330-- )Console, Instrument 1
2 12087 (001330-- ) Meter, Hour 1
3 47178--13 (001330-- ) Plugbutton 1
4 76138 (001330-- ) Ammeter 1
5 63255 (001330-- ) Voltmeter 1
676120 (001330-- )Decal, Battery 1
7 76121 (001330-- ) Label, Brush Switch 1
8 76031 (001330-- ) Circuit Breaker 1
9 76234 (001330-- ) Decal, Squeegee 1
10 76306 (001330-- ) Switch, Toggle 1
11 76123 (001330-- )Decal, Console 1
12 56992 (001330-- ) Plugbutton 5
13 44828 (001330-- ) Switch, Pushbutton 1
o14 09334 (001330-- ) Switch, Ignition 1
Y09336 (001330-- ) Key, Ignition 1
15 76131 (001330-- )Switch, Pushbutton 1
16 76132 (001330-- ) Switch, Pushbutton 1
17 02431 (001330-- ) Plugbutton 2
Home
Find...
Go To..

STANDARD PARTS
6-31
550E MM149 (5--01)
Fig. 20 -- Instrument Panel Components Group
23
4
5
6
1
Panel Light
Lead
00391 -- 550E
Ref. Part No. Serial Number Description Qty.
176247 (001330-- )Diode Assembly 2
2 76062 (001330-- ) Insulator, Panel & Switchboard 1
3 41702 (001330-- ) Rod, Threaded 1
4 76107 (001330-- ) Strip, Terminal 1
5 76187 (001330-- ) Tab, Terminal, 90_12
676186 (001330-- )Tab, 45_14
49263 (001330-- ) Tie, Cable 11 in (280 mm) 3
44961 (001330-- ) Tie, Cable 15 in (380 mm) 1
27184 (001330-- ) Terminal, 2 Tab 1
Home
Find...
Go To..

STANDARD PARTS
550E MM149 (5--01)
6-32
Fig. 21 -- Control Panel Components Group
1
2
1
3
3
4
5
6
7
8
9
10
11
11
11 12
13
14
8
13
15
16
17
18 19
20
21
22
8
CR1 CR4
CR5
CR9
CR15
CR3
FOR CR2 REV
FOR CR8 REV
Home
Find...
Go To..

STANDARD PARTS
6-33
550E MM149 (5--01)
00397 -- 550E
Fig. 21 -- Control Panel Components Group
Ref. Part No. Serial Number Description Qty.
122892 (001330-- )Connector 2
2 51562 (001330-- ) Sleeve, Connector Spacing 4
3 76012 (001330-- ) Elbow, Electrical 2
4 18217 (001330-- ) Nut, Strain Relief 2
5 76144 (001330-- ) Fuse, 50 A 2
676108 (001330-- )Block, Fuse 1
7 76143 (001330-- ) Fuse, 120 A 1
8 76062 (001330-- ) Insulator, Panel 5
9 76048 (001330--001407 ) Fuse, 200 A 1
9 03649 (001408-- ) Fuse, 200 A 1
10 76092 (001408-- )Relay 1
11 76092 (001330-- ) Relay, 150 A, 1--SPDT 4
12 76095 (001330-- ) Relay, 100 A, 1--DPDT 1
13 76096 (001330-- ) Relay, 100 A, 2--SPDT 2
14 41702 (001330-- ) Rod, Threaded 1
15 49047 (001330-- )Relay, Time Delay 1
16 44662 (001330-- ) Insulator, Fuse Block 1
17 14141 (001330-- ) Block, Fuse 1
18 14346 (001330-- ) Strip, Terminal 2
19 07423 (001330-- ) Fuse, 15 A 5
20 21666 (001330--005484 )Replacement Kit 2
20 87284 (005485-- ) Relay 2
21 76227 (001330-- ) Bracket, Relay Mounting 1
22 86315 (001408-- ) Timer 1
27184 (001330-- ) Terminal, 2 Tab 4
47164 (001330-- )Decal, 15 A Fuse 5
49226 (001330-- ) Tie, Cable 7 in (180 mm) 4
49263 (001330-- ) Tie, Cable, 11 in (280 mm) 3
44961 (001330-- ) Tie, Cable, 15 in (380 mm) 1
49260 (001408-- )Tie, Cable, 7.31 in (185 mm) 2
Home
Find...
Go To..

STANDARD PARTS
550E MM149 (2--05)
6-34
Fig. 22 -- MFR Control Assembly
5
6
7
8
9
11
12
13
14
2
3
4
1
10
Aluminum Color
Faces Mounting
Bracket
15
9
00392 -- 550E
Ref. Part No. Serial Number Description Qty.
o76125 (001330-- )Control Assembly, MFR 1
Y1 76126 (001330-- ) Transistor 1
Y2 76128 (001330-- ) Wafer, Insulating 1
Y3 76127 (001330-- ) Socket, Transistor 1
Y4 76106 (001330-- ) Resistor, 800 Ohm, 5 Watt 1
Y576129 (001330-- )Resistor, 20 K Ohm, 5 Watt 1
Y6 76130 (001330-- ) Resistor, 250 Ohm, 20 Watt 1
Y7 14141 (001330-- ) Block, Fuse 1
Y8 44662 (001330-- ) Insulator, Fuse Block 1
Y9 25532 (001330-- ) Diode, Silicon 3
Y10 75313 (001330-- )Bracket, Mounting 1
Y11 14347 (001330-- ) Strip, Short Terminal 1
Y12 21666 (001330--005484 ) Replacement Kit 2
Y12 87284 (005485-- ) Relay 2
Y13 21725 (005585-- ) Wire Kit, MFR Control 1
Y49266 (001330-- )Tie, Cable, 6.75 in (171.5 mm) 4
14 44892 (001330-- ) Standoff, Mounting Bracket 3
15 76173 (001330--005584 ) Wire Kit, MFR, Includes Wires: 39, 68, 81, 82, 83, 84, 85
92, 135, 136,137, 139, 140, 141, 142, 145, 146,147, 148
1
Home
Find...
Go To..

STANDARD PARTS
6-35
550E MM149 (5--01)
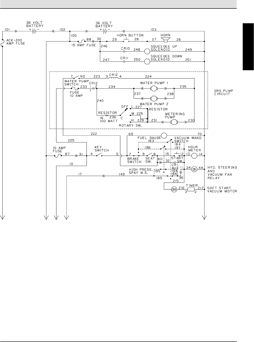
Fig. 23 -- Electrical Schematic
1234 5
01228 -- 550E
Home
Find...
Go To..

STANDARD PARTS
550E MM149 (5--01)
6-36
Fig. 23 -- Electrical Schematic
1234 5
01228 -- 550E
Home
Find...
Go To..

STANDARD PARTS
6-37
550E MM149 (5--01)
Fig. 23 -- Electrical Schematic
FUSE
FU
LEGEND
NORMALLY CLOSED
NORMALLY OPEN
COMMON
GROUND CHASSIS
ACCESSORY
SWITCH
SOLENOID VALVE
HOURMETER
N.C.
N.O.
C
GND
ACC
S
SV
HM
VOLTMETER
PUSHBUTTON
PLUG--MALE PIN
JACK--FEM. SOCKET
PERMANENT MAGNET
CIRCUIT BREAKER
MOTOR
POWER RELAY
VM
PB
P
J
PM
CB
M
MTR
BATTERIES LINES
SWITCH
FLASHING LIGHT
160 161
22
171144
167 168
176
BLK
BRN
RED
FLASHER
172
15 AMP
FUSE
15 AMP
FUSE
23
179
153
ROTATING
LIGHT SW.
207
ROTATING LIGHT
206
169
BRAKE SW.
163
BRAKE LIGHTS
173
158
155
159
TAIL LIGHTS
156
157
154
174
164
HEAD LIGHTS
165
165
15 AMP
FUSE
21
170
143
LIGHT SW.
177
PANEL LIGHT
159
156
175
175
175
175
162
162
162
162
166
166
178
01228 -- 550E
Home
Find...
Go To..

STANDARD PARTS
550E MM149 (5--01)
6-38
Fig. 24 -- Power Wheel Group
2
3
4
5
6
1
5Hydraulic Brake
Assembly
Home
Find...
Go To..

STANDARD PARTS
6-39
550E MM149 (10--10)
01082 -- 550E
Fig. 24 -- Power Wheel Group
Ref. Part No. Serial Number Description Qty.
175460 (001330-- )Mount, Hydraulic Brake 2
2 02585 (001363-- ) O--Ring 2
3 76017 (001330-- xxxxxx ) Motor, Electric (See Breakdowns) (Replaced by 1061174) 2
3 1061174 ( xxxxxx-- ) Motor, Electric, Drive 2
76207 (001330-- ) Tube, Splice 8
475341 (001330-- )O--Ring 2
5 75274 (001330-- ) Wheel Assembly, Power (See Breakdowns) 2
39772 (001330-- ) Screw, Set 4
6 09663--6 (001330-- ) Ring, Retaining 2
Home
Find...
Go To..

STANDARD PARTS
550E MM149 (5--01)
6-40
Fig. 25 -- Electrical Wire Harness Group
12
3
45
6
7
8
9
10
11
12
13
Home
Find...
Go To..

STANDARD PARTS
6-41
550E MM149 (5--01)
01081 -- 550E
Fig. 25 -- Electrical Wire Harness Group
Ref. Part No. Serial Number Description Qty.
176160 (001330-- )Harness, Wire, Horn Button 1
2 76166 (001330-- ) Harness, Wire, Horn 1
3 76162 (001330-- ) Harness, Wire, Seat and Brake Switches 1
o4 76161 (001330-- ) Harness, Wire, Brush Motor 1
Y12829 (001330-- ) Connector, Assembly 2
o576164 (001330-- )Harness, Wire, Lights 1
Y76134 (001330-- ) Connector, 6 Plug 1
o6 76165 (001330-- ) Harness, Wire, Instrument Panel to Control Box 1
Y76182 (001330-- ) Connector, 12 Plug 1
o7 76163 (001330-- ) Harness, Wire, Control Box 1
Y76183 (001330-- )Connector, 12 Plug 2
Y76134 (001330-- ) Connector, 6 Plug 1
8 76169 (001330-- ) Harness, Wire 1
9 76168 (001330-- ) Harness, Wire, Right Drive Motor 1
10 76167 (001330-- ) Harness, Wire, Left Drive Motor 1
11 31652 (001330-- )Harness, Wire, Tractor, Auto Squeegee 1
12 76231 (001330-- ) Harness, Wire, Tank Section Auto Squeegee 1
76172 (001330-- ) Wire Kit, Instrument Panel, Includes Loose Wires: 4, 5,
12,13, 14, 15, 24, 25, 52, 69, 70, 73, 74, 77, 78, 108
1
76174 (001330-- ) Wire Kit, Control Panel Box, Includes Loose Wires: 34,
37,38, 40, 41, 42, 44, 46, 48, 49, 50, 54, 56, 57, 58, 59, 60,
64,65, 67,71, 86, 89, 101, 102, 103, 104, 105, 106, 111,
116,117, 118,123, 124, 208, 209
1
76240 (001330--005484 ) Wire Kit, Auto Squeegee, Includes Loose Wires: 246, 247,
258, 259
1
21665 (005485-- )Wire Kit, Auto Squeegee 1
13 03635 (001408-- ) Harness, Wire, Soft Start 1
03639 (001408-- ) Wire, 213 1
03648 (001408-- ) Wire, 214 1
03647 (001408-- )Wire, 212 1
Home
Find...
Go To..

STANDARD PARTS
550E MM149 (5--01)
6-42
Fig. 26 -- Front Wheel Assembly
2
3
4
5
6
7
1
01083 -- 550E
Ref. Part No. Serial Number Description Qty.
o75286 (001330--004506 )Tire Assembly, Front (Replaced by 48893) 2
Y1 75360 (001330--004506 ) Rim, Tire 1
Y2 75365 (001330--004506 ) Valve, Tire 1
Y3 75346 (001330--004506 ) Tire (Replaced by 48893) 1
4 24339 (001330-- ) Nut, Wheel 18
o48889 (004507-- )Tire Assembly, Front 2
Y5 75360 (004507-- ) Rim, Tire 1
Y6 75365 (004507-- ) Valve, Tire 1
Y7 48888 (004507-- ) Tire 1
Home
Find...
Go To..

STANDARD PARTS
6-43
550E MM149 (12--05)
Fig. 27 -- Brakes Group
1
2
3
4
5
6
7
8
9
10
11
12 13
14
18
14
16
16
17
15
18
18
19
19
17
15
20
20
20
00105 -- 550E, 1550
Ref. Part No. Serial Number Description Qty.
151109 (001330-- )Pad, Brake 1
2 75249 (001330-- ) Pedal, Brake 1
3 26315 (001330-- ) Pin, Roll 1
4 78080 (001330-- ) Shaft, Brake 1
5 26663 (001330-- ) Bearing, Flange 1
614331 (001330-- )Pin, Clevis 1
7 14330 (001330-- ) Clevis, Adjustable 1
8 52163 (001330-- ) Rod, Brake, Push 1
o9 64950 (001330-- ) Brake Cylinder, Master 1
Y374240 (001330-- ) Cap, Cyl Assy, Master Brake 1
10 48126 (001330-- )Plug 1
11 53078 (001330-- ) Elbow 1
12 76058 (001330-- ) Tube, Brake Line 1
13 46236 (001330-- ) Clamp, Tube 4
14 76059 (001330-- ) Tube, Brake Line 2
15 06843 (001330-- )Tube, Brake Line, R.H. 2
16 76087 (001330-- ) Fitting, Plug 4
17 06844 (001330-- ) Tube, Brake Line, L.H. 2
18 53079 (001330-- ) Tee 3
o19 75285 (001330-- ) Brake Assembly, Hydraulic 4
YSK2222 (001330-- )Repair Kit, Brake 1
Y20 37524 (001330-- ) Screw, Bleeder 1
Home
Find...
Go To..

STANDARD PARTS
550E MM149 (5--01)
6-44
Fig. 28 -- Front Wheel Parking Brake Group
2
3
4
5
6
7
8
9
10
1
11
12
13
14
15
16
17
18
19
20
6
7
7
9
11
10
15
01085 -- 550E
Ref. Part No. Serial Number Description Qty.
151545 (001330-- )Lever, Hand Brake 1
2 51562 (001330-- ) Sleeve, Brake Lever 2
3 76816 (001330-- ) Spacer, Brake 1
4 76903 (001330-- ) Rod, Adjustment 1
5 76904 (001330-- ) Angle, Brake Adjustment 1
625014 (001330-- )Nut, Adjustment 2
7 10120 (001330-- ) Pin, Clevis 4
8 40354 (001330-- ) Strip 1
9 32477 (001330-- ) Cable Assembly, Brake, Separate Spring 2
10 75369 (001330-- ) Clevis, Brake Cable 2
11 09088 (001330-- )Pin, Clevis 2
o75276 (001330-- ) Brake, Parking 2
Y12 75269A (001330-- ) Bracket, Parking Brake 1
Y13 75535 (001330-- ) Bar, Extension 1
Y14 75368 (001330-- ) Brake, Parking 1
YSK2223 (001330-- )Replacement Kit, Brake Pad 1
Y10830 (001330-- ) Screw, Socket 2
15 50304 (001330-- ) Spring, Brake Cable 2
16 75225 (001330-- ) Spring 1
17 44847--1 (001330-- ) Switch 1
18 75224 (001330-- ) Bracket, Switch 1
44961 (001330-- ) Tie, Cable, 15 in (380 mm) 1
19 04210 (001330-- ) Shim, 20 Ga. 4
20 04048 (001330-- ) Shim, 16 Ga. 4
Home
Find...
Go To..

STANDARD PARTS
6-45
550E MM149 (5--01)
Fig. 29 -- Hydraulic Pump Group
4
5
6
7
8
9
10
1
7
8
2
3
00760 -- 550E
Ref. Part No. Serial Number Description Qty.
176043 (001330-- )Pump, Hydraulic (See Breakdowns) 1
2 19207 (001330-- ) Decal, Hydraulic Oil Fluid 1
3 SK2612 (001330--004299 ) Sheave Replacement Kit 1
3 25661 (004300-- ) Sheave 1
4 52402 (001330-- ) Fitting, Straight 1
511399 (001330-- )Clamp, Worm Drive 1
6 75396 (001330-- ) Bracket, Mounting 1
7 40565 (001330-- ) Screw, Shoulder 2
8 40840 (001330-- ) Bushing, Bronze 2
9 75283 (001330-- ) Bracket, Mounting 1
10 75389 (001330--004299 )V--belt 1
10 378968 (004300-- ) V--belt 1
Home
Find...
Go To..

STANDARD PARTS
550E MM149 (5--01)
6-46
Fig. 30 -- Hydraulic Control Valve Group
2
3
4
5
6
7
1
6
01107 -- 550E
Ref. Part No. Serial Number Description Qty.
131623 (001330-- )Bracket, Valve Mounting 1
2 31574 (001330-- ) Valve, Hydraulic Solenoid (See Breakdowns) 1
3 56690 (001330-- ) Fitting, Straight 1
4 47504 (001330-- ) Fitting, Elbow 1
5 47522 (001330-- ) Fitting, Elbow, 45_1
655685 (001330-- )Fitting, Straight 3
7 16456 (001330-- ) Fitting, Restrictor 1
Home
Find...
Go To..

STANDARD PARTS
6-47
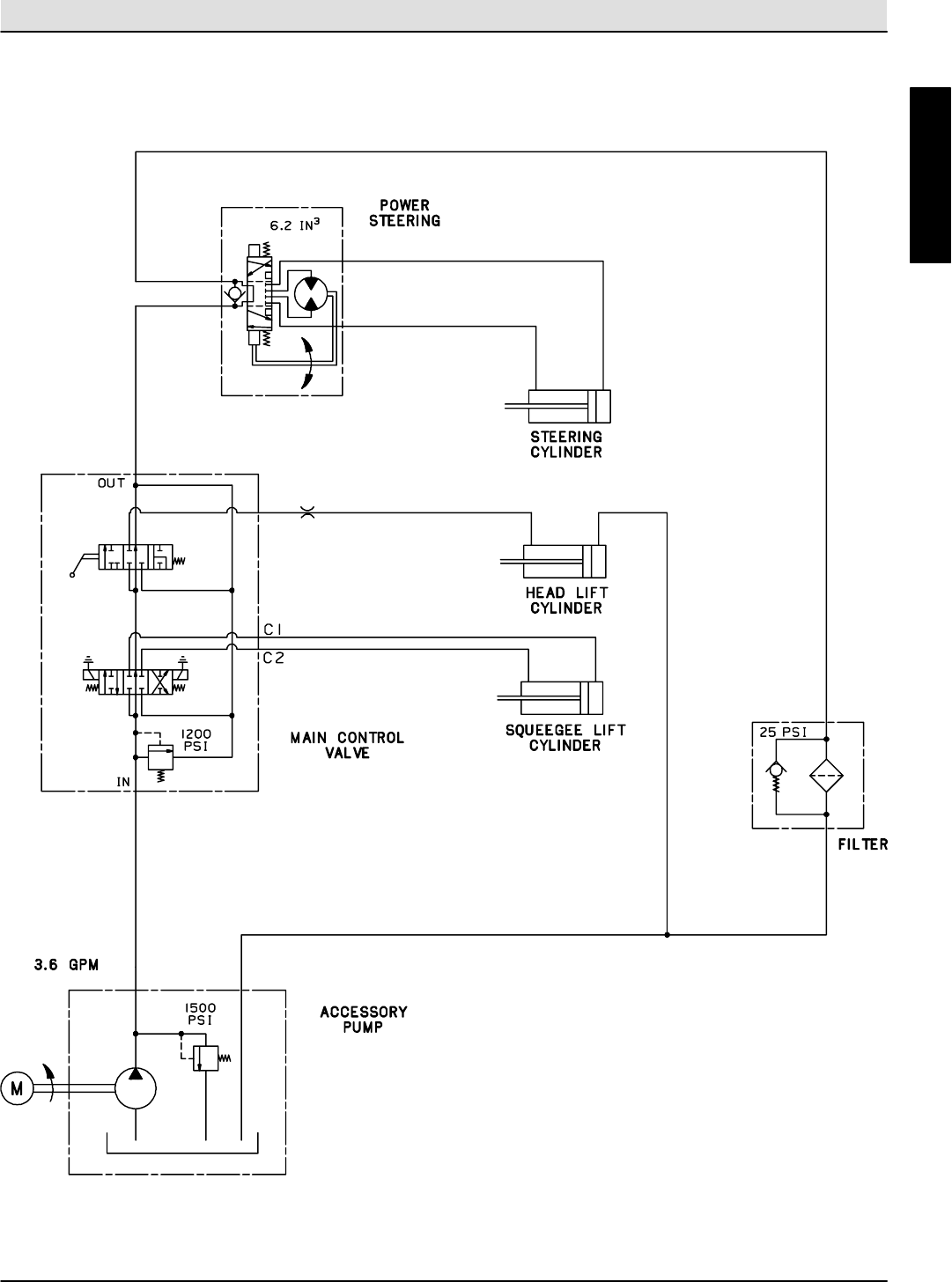
550E MM149 (5--01)
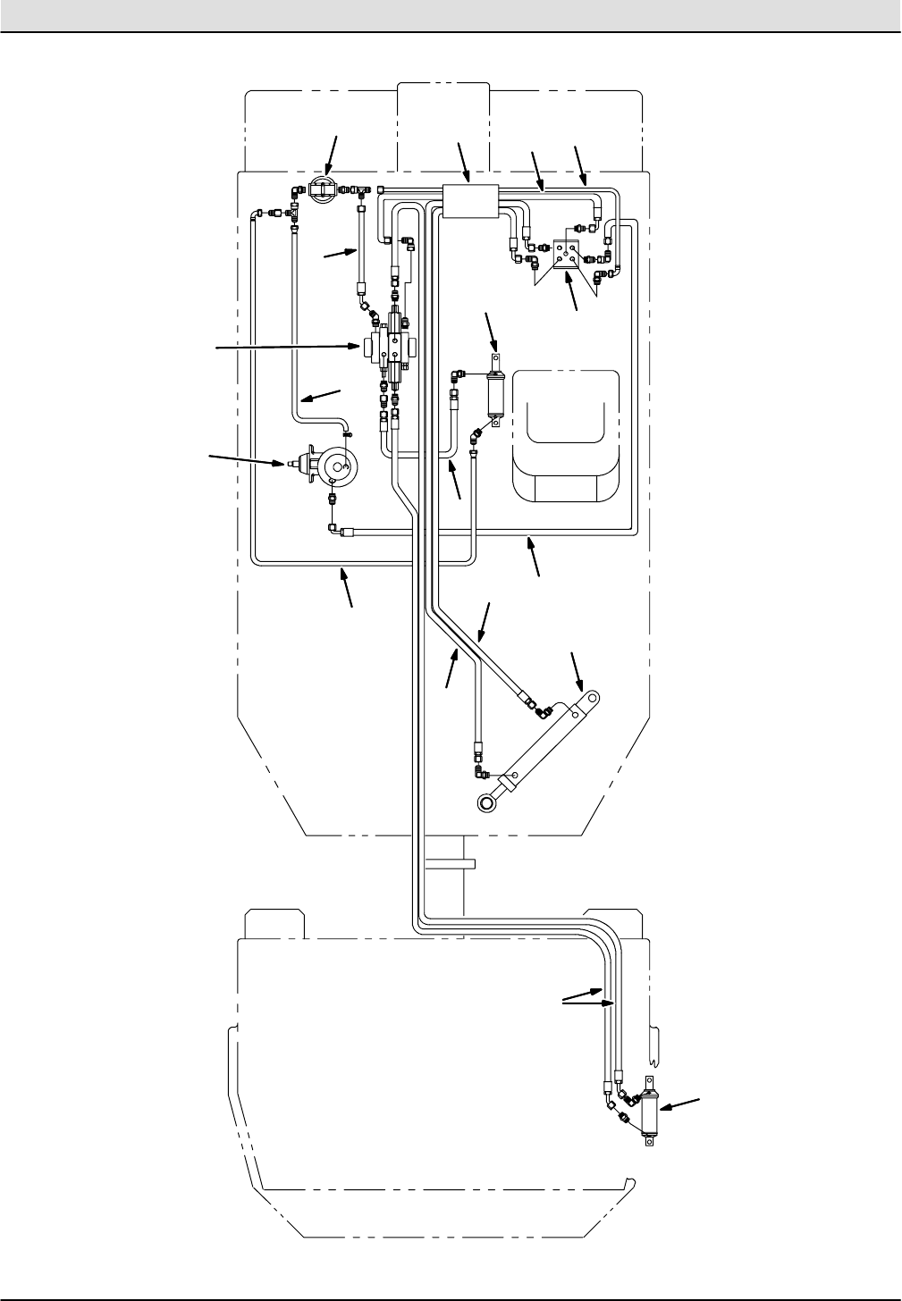
Fig. 31 -- Hydraulic Schematic (001330--005607)
02361 -- 550E
Home
Find...
Go To..

STANDARD PARTS
550E MM149 (5--01)
6-48
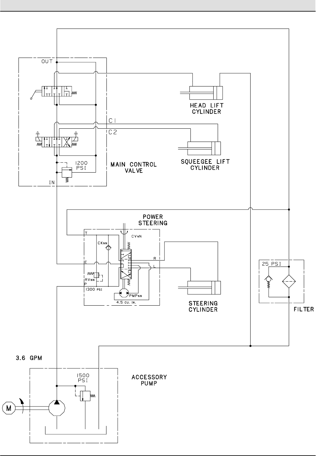
Fig. 32 -- Hydraulic Schematic (005608-- )
11118 -- 550E
Home
Find...
Go To..

STANDARD PARTS
6-49
550E MM149 (5--01)
Fig. 33 -- Hydraulic Filter Group
2
3
4
5
6
1
7
01109 -- 550E
Ref. Part No. Serial Number Description Qty.
131572 (001330-- )Fitting, Straight 1
o2 55619 (001330-- ) Filter Assembly, Hydraulic 1
Y3 55740 (001330-- ) Element, Hydraulic Filter 1
4 53076 (001330-- ) Fitting, Elbow 1
5 51779 (001330-- ) Fitting, Tee 1
631573 (001330-- )Fitting, Straight 1
7 42215 (005608-- ) Fitting, Tee 1
Home
Find...
Go To..

STANDARD PARTS
550E MM149 (5--01)
6-50
Fig. 34 -- Hydraulic Hoses Group (001330--005607)
2
3
5
6
7
8
9
1
Squeegee Lift
Cylinder
Steering
Cylinder
Filter
Power
Steering
Head Lift
Cylinder
Head And
Squeegee
Lift Valve
Accessory
Pump And
Reservoir
8
4
Home
Find...
Go To..

STANDARD PARTS
6-51
550E MM149 (5--01)
02445 -- 550E
Fig. 34 -- Hydraulic Hoses Group (001330--005607)
Ref. Part No. Serial Number Description Qty.
131567 (001330--005607 )Hose, Hydraulic 1
2 31566 (001330--005607 ) Hose, Hydraulic 1
3 31672 (001330--005607 ) Sleeve, Hydraulic Hose 1
4 31563 (001330--005607 ) Hose, Hydraulic 1
5 31558 (001330--005607 ) Hose, Hydraulic 1
602549 (001330--005607 )Hose, Hydraulic 1
7 31568 (001330--005607 ) Hose, Hydraulic 1
8 31565 (001330--005607 ) Hose, Hydraulic 2
9 31570 (001330--005607 ) Hose, Hydraulic 2
Home
Find...
Go To..

STANDARD PARTS
550E MM149 (5--01)
6-52
Fig. 35 -- Hydraulic Hoses Group (005608-- )
E
PR
TL
IN
C2 C1
OUT
OUT
IN
2
3
4
5
6
7
8
9
1
Steering
Cylinder
Filter
Power
Steering
Head Lift
Cylinder
Head And
Squeegee
Lift Valve
Accessory
Pump And
Reservoir
8
Squeegee Lift
Cylinder
10
Home
Find...
Go To..

STANDARD PARTS
6-53
550E MM149 (5--01)
11119 -- 550E
Fig. 35 -- Hydraulic Hoses Group (005608-- )
Ref. Part No. Serial Number Description Qty.
131567 (005608-- )Hose, Hydraulic 1
2 31566 (005608-- ) Hose, Hydraulic 1
3 31672 (005608-- ) Sleeve, Hydraulic Hose 1
4 35486 (005608-- ) Hose, Hydraulic 1
5 31558 (005608-- ) Hose, Hydraulic 1
602549 (005608-- )Hose, Hydraulic 1
7 31568 (005608-- ) Hose, Hydraulic 1
8 31565 (005608-- ) Hose, Hydraulic 2
9 31570 (005608-- ) Hose, Hydraulic 2
10 57288 (005608-- )Hose, Hydraulic 1
Home
Find...
Go To..

STANDARD PARTS
550E MM149 (10--10)
6-54
Fig. 36 -- Trunnion Group
1
2
3
4
5
67
8
9
10
11
12
1314
15
16 17
18
19
20
21
22
14
23
23
24
25
26
27
28
29
30
Tracto r
Frame Tra iler
Frame
22
26
27
31
Home
Find...
Go To..

STANDARD PARTS
6-55
550E MM149 (10--10)
01098 -- 550E
Fig. 36 -- Trunnion Group
Ref. Part No. Serial Number Description Qty.
o42399 (001330-- )Support Assembly, Lower Bearing 1
Y1 42311 (001330-- ) Support, Lower Bearing 1
Y2 42120--2 (001330-- ) Bearing 1
Y3 07259 (001330-- ) Fitting, Grease 1
4 26439 (001330--001404 ) Ring, Retaining 1
507259 (001330-- )Fitting, Grease 1
6 42120--2 (001330-- ) Bearing 1
7 41066 (001330-- ) Washer 3
8 08298 (001330-- ) Pin, Cotter 1
o08100 (001405-- ) Housing Assembly, Bearing 1
Yo906846 (001405-- )Pivot, Shaft 1
YY 10 13611 (001330-- ) Nut, Slotted Hex 1
YY 11 41073 (001330-- ) Nut, Lock 1
Y12 41082 (001330-- ) O--ring 1
Y13 41083 (001330-- ) Bearing, Liner 1
Y14 41084 (001330-- )Bearing, Thrust 2
Y15 32724 (001330-- ) Housing, Pivot 1
Y16 41081 (001330-- ) Washer 1
Y17 41074 (001330-- ) Washer, Lock 1
Y18 06845 (001405-- ) Washer, Spacer 1
Y19 15331 (001405-- )Washer 1
Y20 08099 (001405-- ) Screw, Hex 1
21 75375 (001330-- ) Wrap, Hose 2
49263 (001330-- ) Tie, Cable, 11 in (280 mm) 4
22 39912 (001330-- ) Screw, Hex 2
23 56820 (001330-- )Fitting, Elbow 2
24 76915 (001330-- ) Washer 1
25 04431 (001330-- ) Cylinder, Hydraulic (See Breakdownss) 1
26 39347 (001330-- ) Washer, Flat 2
27 02464 (001330-- ) Nut, Nylon 2
28 06418 (001330-- )Fitting, Grease 1
29 75296 (001330-- ) Pin, Articulating Locking 1
30 42120--4 (001330-- ) Bearing, Self--aligning 1
82833 (001330-- ) Sleeve, Nylon 1
19659 (001330-- ) Sleeve, Nylon 1
31 06837 (001330--001404 )Service Kit, Pivot Shaft 1
Home
Find...
Go To..

STANDARD PARTS
550E MM149 (5--01)
6-56
Fig. 37 -- Solution and Recovery Tanks Group, Front Side
14
15
16
17 15
17
2
3
4
5
6
7
8
9
10
1
11
12
13
18
19
20
21
22
23
24
25
26
27
28
29 30
31
32
33 34
35
36
37
38
39
14 18
19
31 32
33
34
10
1
28
29
Home
Find...
Go To..

STANDARD PARTS
6-57
550E MM149 (10--10)
01099 -- 550E
Fig. 37 -- Solution and Recovery Tanks Group, Front Side
Ref. Part No. Serial Number Description Qty.
123498 (001330-- )Clamp, Worm Drive 2
2 53355--1 (001330-- ) Ring, Hose Adaptor 1
3 40870--2 (001330-- ) Hose, Vacuum Fan 1
4 75816 (001330-- ) Decal, Stripe, L.H. 1
5 75182 (001330-- ) Flange, Top Float 1
675188 (001330-- )Seal, Float Flange 1
7 75106 (001330-- ) Ball, Float 1
8 75103 (001330-- ) Retainer, Ball 1
9 87579 (001330-- ) Latch, Band 1
10 08228 (001330-- ) Elbow, Solution Level 2
11 42779 (001330-- )Hose, Solution Level 1
12 40550 (001330-- ) Clip, Drain Hose Retainer 1
13 76828 (001330-- ) Hose, Recovery Tank Drain 1
o42038 (001330--004933 ) Door Assembly, Cleanout 2
Y14 25665 (001330--004344 ) Thumbscrew Replacement Kit 2
Y14 25656 (004345--004933 )Fastner, Thumbscrew 2
Y15 26015 (001330--004933 ) Washer, Cleanout Door Retaining 2
Y16 06333 (001330--001410 ) Service Kit, Cleanout Door 1
Y17 42034 (001411--004933 ) Door, Cleanout 1
Y18 06332 (001411--004933 ) Gasket, Door 1
19 28165 (001330--004344 )Fastener, Nut 4
19 25663 (004345--004933 ) Fastener, Nut 4
20 63511 (001330-- ) Plug 2
21 75045 (001330-- ) Tube, Front Suction 1
22 76532 (001330-- ) Seal, Suction Tube 1
23 22297 (001330-- )Clamp, Worm Drive 1
24 75635AM (001330-- ) Hose Assy, W/1cuff, 1.5d 120l 1.5/ 1
25 76426 (001330-- ) Washer, Sealing 4
26 65892 (001330--004933 ) Replacement Kit, Tank 1
o26 04213 (004934-- ) Tank 1
Y27 40052 (001330-- )Decal, Danger, Fan Suction 1
Y28 57630 (001330-- ) Decal, Danger, Keep Out 2
Y29 76157 (001330-- ) Decal, Jack Tank 2
Y30 75611 (001330-- ) Fitting, Plug 1
31 61176 (004934-- ) Door 2
32 61174 (004934-- )Gasket, Door 2
33 61175 (004934-- ) Plate, Door 2
34 41169 (004934-- ) Nut, Stainless Steal 4
35 82958 (004934-- ) Knob, Door Latch 4
36 61171 (004934-- ) Stud, Door Latch 4
37 61170 (004934-- )Rod, Door Latch 4
38 36644 (004934-- ) Nut, Locking 4
39 61181 (004934-- ) Pivot, Door Hinge 2
Home
Find...
Go To..

STANDARD PARTS
550E MM149 (5--01)
6-58
Fig. 38 -- Solution and Recovery Tanks Group, Rear Side
Solution
Tank
To Rear
Squeegee
2
3
4
5
6
7
8
9
10
1
11
12
13
14
15
16
17 18
19
20
21
22
23
24
25
26
27
28
29
30
31
32
11
13
Home
Find...
Go To..

STANDARD PARTS
6-59
550E MM149 (5--01)
00307 -- 550, 550E
Fig. 38 -- Solution and Recovery Tanks Group, Rear Side
Ref. Part No. Serial Number Description Qty.
175170 (001330-- )Door, Solution 1
2 75171 (001330-- ) Gasket, Solution Door 1
3 75175 (001330-- ) Bracket, Door Hinge 1
4 79392 (001330-- ) Plate 1
5 75156 (001330-- ) Basket, Soap 1
675096 (001330-- )Filter, Foam, Soap Basket 1
7 75098 (001330-- ) Screen 1
8 75174 (001330-- ) Bracket, Door Hinge 1
9 28165 (001330--004344 ) Fastener, Nut 4
9 25663 (004345--004933 ) Fastener, Nut 4
10 75081A (001330-- )Tube, Rear Squeegee Suction 1
11 76426 (001330-- ) Washer, Rubber, (Located Inside Tank) 6
12 75076 (001330-- ) Gasket, Rear Suction Tube 1
13 43555 (001330-- ) Clamp, Worm Drive 2
14 25649 (001330-- ) Hose, Rear Squeegee Suction 1
o78819 (001330--004933 )Cover Assembly, Recovery Tank Cleanout 1
Y15 25665 (001330--004344 ) Replacement Kit, Thumbscrew 4
Y15 25656 (004345--004933 ) Fastener, Thumbscrew 4
Y16 06224 (001330--001410 ) Service Kit, Cleanout Door 1
Y17 06228 (001411--004933 ) Door, Cleanout 1
Y18 26015 (001330--004933 )Fastener, Washer 4
Y19 06227 (003697--004933 ) Gasket, Door 1
20 75815 (001330-- ) Label, Stripe, R.H. 1
21 50518 (001330-- ) Flap, Rubber 1
22 23498 (001330-- ) Clamp, Worm Drive 1
23 40678--1 (001330-- )Clamp, Cable 1
24 36644 (004934-- ) Nut, Locking 2
25 61170 (004934-- ) Rod, Door Latch 2
26 61171 (004934-- ) Stud, Door Latch 2
27 82958 (004934-- ) Knob, Door Latch 2
28 61245 (004934-- )Door 1
29 61174 (004934-- ) Gasket, Door 1
30 61175 (004934-- ) Plate, Door 1
31 41169 (004934-- ) Nut, Stainless Steel 2
32 61181 (004934-- )Pivot, Door Hinge 2
Home
Find...
Go To..

STANDARD PARTS
550E MM149 (5--01)
6-60
Fig. 39 -- Rear Wheel Group
2
3
4
5
6
7
8
1
00311 -- 550E
Ref. Part No. Serial Number Description Qty.
o03968 (001330--004506 )Tire and Wheel Assembly, Rear (Replaced by 48894) 2
Y1 78189 (001330--004506 ) Rim, Tire 1
Y2 75365 (001330--004506 ) Valve, Tire, Air 1
Y3 75346 (001330--004506 ) Tire (Replaced by 48894) 1
4 05928 (001330--xxxxxx ) Cap, Hub 2
524339 (001330-- )Nut, Wheel 12
o48891 (004507-- ) Tire and Wheel Assembly, Rear 2
Y6 78189 (004507-- ) Rim, Tire 1
Y7 75365 (004507-- ) Valve, Tire, Air 1
Y848888 (004507-- )Tire 1
Home
Find...
Go To..

STANDARD PARTS
6-61
550E MM149 (5--01)
Fig. 40 -- Rear Wheel Parking Brake Handle Group
2
3
4
5
6
7
8
9
10
1
5
5
01771 -- 550E
Ref. Part No. Serial Number Description Qty.
151545 (001330-- )Lever, Brake 1
2 76816 (001330-- ) Spacer, Brake 1
3 51562 (001330-- ) Sleeve 2
4 76903 (001330-- ) Rod, Adjustment 1
5 10120 (001330-- ) Pin, Clevis 3
676904 (001330-- )Angle, Brake Adjustment 1
7 40354 (001330-- ) Strip 1
8 42132--1 (001330-- ) Cable Assembly 2
9 33620 (001330-- ) Bracket, Cable Mount 1
10 33622 (001330-- )Decal, Instruction, Parking Brake 1
Home
Find...
Go To..

STANDARD PARTS
550E MM149 (5--01)
6-62
Fig. 41 -- Rear Wheel Parking Brake Group
1
2
3
4
5
6
6
7
8
8
9
10
11
12
13
14
15
16
17
18
19
20
20
01770 -- 550E
Ref. Part No. Serial Number Description Qty.
175369 (001330-- )Clevis 2
2 09088 (001330-- ) Pin, Clevis 2
3 50304 (001330-- ) Spring 2
4 33734 (001330--001404 ) Brake, Parking (Replaced by none) 2
5 33619 (001330--001404 ) Disc, Brake 2
633618 (001330--001404 )Spacer, Brake Disc 12
7 33617 (001330-- ) Hub, Wheel 2
8 32126 (001330-- ) Stud 6
9 75073 (001330-- ) Bearing Assembly 2
10 75072--5 (001330-- ) Seal, Wheel Hub 2
11 75075 (001330-- )Bearing Assembly 2
12 57567 (001330-- ) Cap, Dust 2
13 41112 (001330-- ) Nut, Slotted Hex 2
14 31705 (001330-- ) Washer 2
15 75269A (001405-- ) Bracket, Parking Brake 2
16 04210 (001405-- )Shim, 20 Ga. 8
17 04048 (001405-- ) Shim, 16 Ga. 8
18 04045 (001405-- ) Brake, Parking 2
19 04047 (001405-- ) Disc, Brake 2
20 04046 (001405-- )Spacer, Brake Disc 12
Home
Find...
Go To..

STANDARD PARTS
6-63
550E MM149 (5--01)
Fig. 42 -- Rear Bumper Group
2
3
4
5
6
7
1
7
00309 -- 550E
Ref. Part No. Serial Number Description Qty.
178673 (001330-- )Guard, L.H. 1
2 75136--1 (001330--004933 ) Bumper, Rear, L.H. 1
2 61259 (004934-- ) Bumper, Rear, L.H. 1
3 75132 (001330-- ) Plate, Bumper 1
4 75136 (001330--004933 ) Bumper, Rear, R.H. 1
461260 (004934-- )Bumper, Rear, R.H. 1
5 78670 (001330-- ) Guard, R.H. 1
6 78059 (001330--004933 ) Bracket, Mounting 2
6 61261 (004934-- ) Bracket, Mounting 2
775190 (001330-- )Guard, Squeegee 2
Home
Find...
Go To..

STANDARD PARTS
550E MM149 (5--01)
6-64
Fig. 43 -- Rear Squeegee Assembly
45 48
44
46 47
37
34
55 29
28
26 13
12
17
43 4118 41
43 4118 41 43
31 21
30
32
6
27
7
9
10
8
11
30
8
9
8
9
10
9
31
30
39
40
7
30
11
8
9
15
10
856
20
16 18
19 16
20
1619
18 16 20
38
8
25
24 23 22
53
8
9
10 933
32
3
2
4
5
6
89
14
35
36
42
58
42
59
57
49
60
61 17
33
3529 50 14
51
28
15
10
9
1
9
52
66
16
16
16
30
49
52
50
51
53
54
09874 -- 550E
Ref. Part No. Serial Number Description Qty.
o32415 (001330-- )Rear Squeegee Assembly 1
Y1 78096 (001330-- ) Arm, L.H. 1
Y2 76922--1 (001330-- ) Plate, Pivot 1
Y3 76921 (001330-- ) Adjuster, Rear 1
Y4 76927 (001330-- ) Pivot, Adjuster 1
Y578641 (001330-- )Screw, Thumb 2
Y6 59639A (001330-- ) Guide, Spring 2
Y7 32985 (001330-- ) Nut 2
Y8 32493 (001330-- ) Washer, Flat 12
Y9 76979 (001330-- ) Washer, Thrust 12
Y10 76392 (001330-- )Sleeve, Bearing 6
Yo11 76984--1 (001330-- ) Arm Assembly 2
YY 76978 (001330-- ) Bearing, Fiberglide 1
Y12 76896 (001330-- ) Band, Front, Squeegee 1
Y13 60018 (001330-- ) Blade, Front, Squeegee 1
Y14 75049 (001330-- )Bearing, Pillow Block 2
Home
Find...
Go To..

STANDARD PARTS
6-65
550E MM149 (5--01)
Fig. 43 -- Rear Squeegee Assembly
Ref. Part No. Serial Number Description Qty.
Yo15 76974--1 (001330-- )Arm Assembly, Vertical Block 2
YY 76978 (001330-- ) Bearing, Fiberglide 1
Y16 59633 (001330-- ) Washer, Fiberglide 4
Yo17 33510 (001330-- ) Link, Rear Drag 2
YY 18 59634 (001330-- ) Sleeve, Bearing 2
Y19 59632 (001330-- )Sleeve 2
Y20 01686 (001330-- ) Washer 4
Y21 76988 (001330-- ) Arm, R.H. 1
Y22 09689 ( xxxxxx--001446 ) Frame Kit, Squeegee 1
Y22 10150 (001447-- ) Frame, Rear 1
Y23 60016 (001330-- )Blade, Rear, Squeegee 1
Y24 76937 (001330-- ) Strip, Rear, Backup 2
Y25 76946 (001330-- ) Band, Rear, Squeegee 1
Y26 33749 (001330-- ) Shaft, Squeegee Lift 1
Y27 78642 (001330-- ) Clamp, Squeegee Band 1
Y28 02530 (001330-- xxxxxx ) Caster Kit 1
Y28 75977 ( xxxxxx--001446 ) Caster 2
Y28 10160 ( xxxxxx--001446 ) Caster Kit 1
Y28 370133 (001447-- ) Caster 2
Y29 10160 ( xxxxxx--001446 ) Mount Kit, Caster 1
Y29 10149 (001447-- )Mount, Caster 2
Y30 76390 (001330-- ) Sleeve 6
Y31 76391 (001330-- ) Link 2
32 76353 (001330-- ) Bolt, Eye 2
33 47745 (001330-- ) Spring 2
34 78093 (001330-- )Rod 1
20021 (001330-- ) Pin, Roll 1
35 78695 (001330-- ) Strip, Spring 2
36 51530 (001330-- ) Pin, Clevis 1
37 08175 (001330-- ) Pin, Cotter 4
38 48884 (001330-- )Adaptor, Cylinder 1
39 76340 (001330-- ) Switch, Roller 1
40 76269 (001330-- ) Bracket, Switch Mounting 1
41 59633 (001330-- ) Washer, Fiberglide 4
42 59632 (001330-- ) Sleeve 2
43 32492 (001330-- )Washer 4
44 33743 (001330-- ) Bearing, Flange 1
45 33744 (001330-- ) Bracket, Mounting 1
46 33745 (001330-- ) Bracket, Switch 1
47 33748 (001330-- ) Switch 1
48 33747 (001330-- )Barrel, Trip 1
49 09689 (001330-- xxxxxx ) Frame, Rear Squeegee 1
50 78795 (001330-- xxxxxx ) Bracket, Caster 1
o51 76943 (001330-- xxxxxx ) Stud, Caster 1
Y52 32985 (001330-- xxxxxx ) Nut 1
53 20833 (001330-- xxxxxx ) Caster 1
53 75977 ( xxxxxx--001446 ) Caster 1
53 10160 ( xxxxxx--001446 ) Caster Kit 1
53 370133 (001447-- ) Caster 1
54 75050 (001330-- xxxxxx ) Bushing, Spanner 1
55 33746 (001330-- )Rod, Trip 1
Home
Find...
Go To..

STANDARD PARTS
550E MM149 (5--01)
6-66
Fig. 43 -- Rear Squeegee Assembly
Ref. Part No. Serial Number Description Qty.
56 36466 (001330-- )Ball Joint 1
57 31554 (001330--001449 ) Cylinder, Hydraulic 1
57 09624 (001450-- ) Cylinder, Hydraulic 1
58 51534 (001330-- ) Pin, Clevis 1
59 55586 (001330-- ) Fitting, Straight 1
60 77097 (001330-- )Fitting, Elbow 1
61 54041 (001330-- ) Pin, Roll 1
62 76997 (001330--001449 ) Adapter, Cylinder Rod 1
62 09626 (001450-- ) Adapter, Cylinder Rod 1
63 36328 (001330-- ) Washer, Belleville 3
64 51564 (001330-- )Washer 7
65 78560 (001330-- ) Blade, Front, Squeegee, Urethane 1
66 78561 (001330-- ) Blade, Rear, Squeegee, Urethane 1
Home
Find...
Go To..

SRS PARTS
7-1
550E MM149 (12--05)
SECTION 7
Contents Page
Fig. 1 -- SRS Solution Supply and Control
Group 7-2............................
Fig. 2 -- SRS Control Panel Assembly 7-5..........
Fig. 3 -- SRS Front Side of Solution Tank
Group, (001330--004933) 7-6...........
Fig. 4 -- SRS Front Side of Solution Tank
Group, (004934-- ) 7-8............
Fig. 5 -- SRS Rear Side of Solution Tank
Group, (001330--004933) 7-10..........
Fig. 6 -- SRS Rear Side of Solution Tank
Group, (004934-- ) 7-12...........
Fig. 7 -- SRS Wire Harnesses 7-14................
Home
Find...
Go To..

SRS PARTS
550E MM149 (12--05)
7-2
Fig. 1 -- SRS Solution Supply and Control Group
10
14
15
16
17
14
15
16
17
2
3
4
5
6
7
8
9
11
12 13
18
19
20
21 22 23
19
25
26
27
28
29
30
31
32
33
34 35
36
37
38
41
43
44
45
46
47 48
49
50
59
58
57
47
55
54
53
52 51
To Detergent
Tank
1
56
6
24 24
24 24
24
24 19
24
24
19
19
19
19
19
19
19
24
26
25
31
32
37
33
34
34
32
32
36
35
37
23
39
40 42
Home
Find...
Go To..

SRS PARTS
7-3
550E MM149 (10--10)
01104 -- 550E
Fig. 1 -- SRS Solution Supply and Control Group
Ref. Part No. Serial Number Description Qty.
o79300 (001330-- )Solution Control Lever Assembly 1
Y1 56903 (001330-- ) Bolt 1
Y2 75319 (001330-- ) Bar, Mounting 1
Y3 23515 (001330-- ) Strip, Cable Mounting 1
Y4 02817 (001330-- ) Bracket, Switch 1
Y544847 (001330-- )Switch, Solution Pump 1
Y6 41063 (001330-- ) Clevis and Pin 2
Y7 52296 (001330-- ) Washer 2
Y8 08791 (001330-- ) Bellcrank 1
Y9 50902 (001330-- ) Nut 1
Y10 75314 (001330-- )Cable, Control 1
Y11 02818 (001330-- ) Spacer, Switch 1
12 79491 (001330-- ) Resistor 1
13 45405 (001330-- ) Contractor 1
14 54333 (001330--001440 ) Clamp, Worm Drive 2
15 79273 (001330--001440 )Connector 2
16 79572 (001330--001440 ) Elbow 2
17 08877 (001330--001440 ) Filter Replacement Kit 1
18 76075 (xxxxxx-- ) Fitting, Tee 1
19 54333 (001330-- ) Clamp, Worm Drive 11
20 41295 (001330-- )Hose, 48 in (1213 mm) 1
21 79495 (001330-- ) Bracket, Mounting 1
22 16485 (001330--007294 ) Pump, Metering (See Breakdowns) (Replaced by 9006876) 1
22 1057970 (007295-- ) Pump Assy, Water, W/ Connector 1
23 75604 (001330-- ) Elbow 2
24 11399 (001330-- )Clamp, Worm Drive 10
25 47846--3 (001330-- ) Hose, 49 in (1250 mm) 2
26 44031 (001330-- ) Clamp, Hose 6
27 47846 (001330-- ) Hose 2
28 75119 (001330-- ) Tee 1
29 62595--5 (001330-- )Molding, Cover, Pump 1
30 79445 (001330-- ) Cover, Pump 1
31 79326--1 (001330-- ) Pump, Solution (See Breakdowns) 2
32 64778 (001330-- ) Elbow 4
33 63184--6 (001330-- ) Hose, 6 in (150 mm) 2
34 79273--4 (001330-- )Connector 4
35 79497 (001330-- ) Tee 2
36 63184--5 (001330-- ) Hose, 2 in (50 mm) 2
37 78398 (001330-- ) Connector 2
38 47848 (001330-- ) Hose, 29 in (740 mm) 1
39 79273--2 (001330--xxxxxx ) Connector 1
40 42133A (001330--xxxxxx ) Tee 1
41 79492--1 (001330-- ) Plate, Pump, Mounting 1
42 79484 (001330--xxxxxx ) Elbow 1
43 75197 (001330-- ) Hose, 4 in (100 mm) 1
44 63182--1 (001330-- )Hose, 180 in (4570 mm) 1
45 75801 (001330--004038 ) Arm, Control 1
45 12072 (004039-- ) Arm, Control 1
46 75803 (001330--004038 ) Plate, Valve Mounting 1
46 12074 (004039-- ) Plate, Valve Mounting 1
47 14877 (001330-- )Elbow 2
Home
Find...
Go To..

SRS PARTS
550E MM149 (12--05)
7-4
Fig. 1 -- SRS Solution Supply and Control Group
Ref. Part No. Serial Number Description Qty.
48 12776 (001330--004038 )Valve, Water Replacement Kit 1
48 12060 (004039-- ) Valve, Water 1
49 29035 (001330-- ) Connector, Nipple 1
50 23563 (001330-- ) Elbow 1
51 11442--7 (001330-- ) Connector, Nipple 1
52 07484 (001330-- )Coupling 1
53 11870 (001330-- ) Elbow, 45_1
54 11442--8 (001330-- ) Connector 1
55 79606 (001330-- ) Nozzle, Spray 1
56 26565 (001330-- ) Knob 1
57 75802--1 (001330-- )Bracket, Water Valve Mounting 1
58 79301 (001330-- ) Strainer, Suction 1
59 75501B (001330-- ) Frame, Scrub Head 1
Home
Find...
Go To..

SRS PARTS
7-5
550E MM149 (12--05)
Fig. 2 -- SRS Control Panel Assembly
2
3
4
5
6
7
8
1
00351 -- 550E
Ref. Part No. Serial Number Description Qty.
o79318 (001330-- )Control Panel Assembly 1
Y1 79314 (001330-- ) Console, Instrument 1
Y2 32798 (001330-- ) Panel, Front 1
Y3 63837 (001330-- ) Switch, Cleaning Solution Metering 1
Y4 16440 (001330-- ) Resistor 1
Y507422 (001330-- )Holder, Fuse 1
Y45595 (001330-- ) Fuse, 10 A 1
Y6 79410 (001330-- ) Decal, Control Panel 1
Y7 63814 (001330-- ) Knob 1
847178--4 (001330-- )Plugbutton 2
Home
Find...
Go To..

SRS PARTS
550E MM149 (12--05)
7-6
Fig. 3 -- SRS Front Side of Solution Tank Group, (001330--004933)
1
2
3
4
5
6
6
7
8
8
9
10
11
13 14
15
26
16 17
18
19
20
21 23
24
25
26
26
26
27
27
27
28
29
30
30
32
33
29
29
34
34
35
35
36
12
22
31
Home
Find...
Go To..

SRS PARTS
7-7
550E MM149 (12--05)
02364 -- 550E
Fig. 3 -- SRS Front Side of Solution Tank Group, (001330--004933)
Ref. Part No. Serial Number Description Qty.
179558 (001330--004933 )Screen, Debris 1
2 76403 (001330--004933 ) Cover, Access 1
3 79500 (001330--004933 ) Deflector, Spray, Rubber 1
4 76395 (001330--004933 ) Gasket, Access Cover 1
5 03706 (001330--004933 ) Ball, Float 1
623498 (001330--004933 )Clamp, Worm Drive 2
7 40870 (001330--004933 ) Hose, Vacuum Fan Exhaust 1
8 30145 (001330--004194 ) Drain Plug Kit 2
8 398205 (004195--004933 ) Plug, Expandable, 1.5D 2
9 40550 (001330--004933 ) Clip, Drain Hose Retainer 1
10 76828 (001330--004933 )Hose, Recovery Tank Drain 1
o79396 (001330--004933 ) Door Assembly, Cleanout, R.H. 1
Y11 25665 (001330--004344 ) Thumbscrew Replacement Kit 4
Y11 25656 (004345--004933 ) Fastner, Thumbscrew 4
Y12 06231 (001330--001410 ) Service Kit, Cleanout Door 1
Y13 06230 (001411--004933 )Door, Cleanout 1
Y14 06229 (001411--004933 ) Gasket, Door 1
Y15 26015 (001330--004933 ) Fastener 4
16 75635AM (001330--004933 ) Hose Assy, W/1cuff, 1.5d 120l 1.5/ 1
17 11531 (001330--004933 ) Clamp, Worm Drive 1
18 76426 (001330--004933 )Washer, Sealing 4
19 61157 (001330--004933 ) Tube, Suction, Front 1
20 76532 (001330--004933 ) Gasket, Suction Tube, Front 1
o78819 (001330--004933 ) Door Assembly, Cleanout 1
Y21 25665 (001330--004344 ) Thumbscrew Replacement Kit 4
Y21 25656 (004345--004933 )Fastner, Thumbscrew 4
Y22 06224 (001330--001410 ) Service Kit, Cleanout Door 1
Y23 06228 (001411--004933 ) Door, Cleanout 1
Y24 06227 (001411--004933 ) Gasket, Door 1
Y25 26015 (001330--004933 ) Fastener 4
26 28165 (001330--004344 )Fastener, Nut 8
26 25663 (004345--004933 ) Fastener, Nut 8
27 63511 (001330--004933 ) Plug 6
28 79557 (001330--004933 ) Gasket, Debris Screen 1
29 03823 (001330--004933 ) Clamp, Toggle 4
o30 79567 (001330--004933 )Chain, Drain Plug 2
Y43363 (001330--004933 ) Hook 2
31 04212 (001330--001404 ) Tank Replacement Kit 1
32 65891 (001405--004933 ) Tank Replacement Kit 1
33 40052 (001330--004933 ) Decal, Fan Suction 1
34 57630 (001330--004933 )Decal, Danger, Keep Out 2
35 76157 (001330--004933 ) Decal, Jack Only On Pad 2
36 79475 (001330--004933 ) Decal, SRS 2
Home
Find...
Go To..

SRS PARTS
550E MM149 (12--05)
7-8
Fig. 4 -- SRS Front Side of Solution Tank Group, (004934-- )
2
3
4
5
6
7
8
9
10
1
11
12
13
14
15
16
17
18
19
20
21
22
23
24
25
26
27
28
29
30
31
32
33
27
27
27
11
31
28
25
25
25
13
14
15
32
6
8
Home
Find...
Go To..

SRS PARTS
7-9
550E MM149 (10--10)
08675 -- 550E
Fig. 4 -- SRS Front Side of Solution Tank Group, (004934-- )
Ref. Part No. Serial Number Description Qty.
179558 (004934-- )Screen, Debris 1
2 76403 (004934-- ) Cover, Sandblast 1
3 79500 (004934-- ) Deflector, Top Sandblast 1
4 76395 (004934-- ) Gasket, Cover 1
5 03706 (004934-- ) Ball, Float 1
623498 (004934-- )Clamp, Worm Drive 2
7 40870 (004934-- ) Hose, Vacuum 1
8 398205 (004934-- ) Plug, Expanbable, 1.5D 2
9 40550 (004934-- ) Clip, Drain Hose Retainer 1
10 76828 (004934-- ) Hose, Recovery Tank Drain 1
11 41169 (004934-- )Nut, Stainless Steel 4
12 82958 (004934-- ) Knob, Door Latch 4
13 61176 (004934-- ) Door 2
14 61174 (004934-- ) Gasket, Door 2
15 61175 (004934-- ) Plate, Door 2
16 75635AM (004934-- )Hose Assy, W/1cuff, 1.5d 120l 1.5/ 1
17 11531 (004934-- ) Clamp, Worm Drive 1
18 76426 (004934-- ) Washer, Rubber Seal 4
19 61157 (004934-- ) Tube, Front Suction 1
20 76532 (004934-- ) Gasket, Suction Tube, Front 1
21 61171 (004934-- )Stud, Door Latch 4
22 61170 (004934-- ) Rod, Door Latch 4
23 36644 (004934-- ) Nut, Locking 4
24 61181 (004934-- ) Pivot, Door Hinge 2
25 63511 (004934-- ) Plug 6
26 79557 (004934-- )Gasket, Debris Screen 1
27 03823 (004934-- ) Clamp, Toggle 4
o28 79567 (004934-- ) Chain, Drain Plug 2
Y43363 (004934-- ) Hook 2
o29 33732 (004934-- ) Tank, Solution and Recovery, SRS 1
Y30 40052 (004934-- )Label, Fan Suction 1
Y31 57630 (004934-- ) Label, Danger Keep Out 2
Y32 76157 (004934-- ) Label, Jack Only On Pad 2
33 79475 (004934-- ) Label, SRS 2
Home
Find...
Go To..

SRS PARTS
550E MM149 (12--05)
7-10
Fig. 5 -- SRS Rear Side of Solution Tank Group, (001330--004933)
1
2
3
45
6
15
16
17
18
19
20
21
22
23
24
25
26
27
28
29
30
31
32
33
34
35
37
38
39
40
41
14
20
38
To D e t e r g e n t
Pump
11 9
10
8
7
36
12
13
41
03347 -- 550E
Ref. Part No. Serial Number Description Qty.
179453 (001330--004933 )Plate 1
2 375724 (001330--004933 ) Cap, Filler 1
3 375724 (001348--004933 ) Cap, Filler 1
Home
Find...
Go To..

SRS PARTS
7-11
550E MM149 (12--05)
Fig. 5 -- SRS Rear Side of Solution Tank Group, (001330--004933)
Ref. Part No. Serial Number Description Qty.
454333 (001330--004933 )Clamp, Worm Drive 1
5 03405 (001330-- xxxxxx ) Tank Replacement Kit 1
5 03404 ( xxxxxx--004933 ) Tank, Detergent 1
6 79367 (001330--004933 ) Gasket, Cleaning Solution Tank 1
o79414 (001330--001347 ) Door Assembly, Solution Filling 1
Y779392 (001330--001347 )Retainer, Seal 1
Y8 79391 (001330--001347 ) Seal, Door 1
Y9 79390 (001330--001347 ) Door, Cleaning Solution 1
Y10 26015 (001330--001347 ) Retainer, Screw 1
Y11 25665 (001330--001347 ) Fastener Kit, Thumbscrew 1
12 75174 (001330--001347 )Bracket, Hinge, R.H. 1
13 75175 (001330--001347 ) Bracket, Hinge, L.H. 1
o79332 (001330--004933 ) Door Assembly, Rear Cleanout 2
Y14 25928 (001330--004933 ) Strip 1
Y15 06222 (001330--004933 ) Door, Cleanout 1
Y16 06223 (001330--004933 )Gasket, Door 1
Y17 25665 (001330--004344 ) Thumbscrew Replacement Kit 4
Y17 369849 (004345--004933 ) Fastner, Thumbscrew 4
Y18 26015 (001330--004933 ) Retainer, Screw 4
19 49924 (001330--004933 ) Pin, Clevis 2
20 28165 (001330--004344 )Fastener, Nut 16
25663 (004345--004933 ) Nut, Speed 16
21 79500 (001330--004933 ) Deflector, Spray, Rubber 1
22 23498 (001330--004933 ) Clamp, Worm Drive 1
23 76426 (001330--004933 ) Washer, Rubber Seal 6
24 79545 (001330--004933 )Seal, Suction Tube 1
25 79471 (001330--004933 ) Tube, Rear Squeegee Suction 1
26 43555 (001330--004933 ) Clamp, Worm Drive 2
27 25649 (001330--004933 ) Hose, Rear Squeegee Suction 1
o78819 (001330--004933 ) Door Assembly, Cleanout 2
Y28 06224 (001330--001410 )Service Kit, Cleanout Door 1
Y29 06228 (001411--004933 ) Door, Cleanout 1
Y30 06227 (001411--004933 ) Gasket, Door 1
Y31 25665 (001330--004344 ) Thumbscrew Replacement Kit 4
Y31 369849 (004345--004933 ) Fastner, Thumbscrew 4
Y32 26015 (001330--004933 )Retainer, Thumbscrew 4
o79477 (001330--004933 ) Filter Assembly, Laminar Flow, L.H. 1
Y33 79473--1 (001330--004933 ) Housing, Filter Mounting 1
Y34 64685 (001330--004933 ) Filter, Laminar Flow 1
Y35 79474 (001330--004933 ) Panel, Flow Tube Mounting Cover 1
36 28165 (001330--001347 )Fastener, Nut 1
o79476 (001330--004933 ) Filter Assembly, Laminar Flow, R.H. 1
Y79472--1 (001330--004933 ) Housing, Filter Mounting 1
Y64685 (001330--004933 ) Filter, Laminar Flow 1
Y79474 (001330--004933 ) Panel, Flow Tube Mounting Cover 1
37 79464 (001330--004933 )Thumbscrew, Filter Hold Down 2
38 79424 (001330--004933 ) Filter, Solution Outlet 2
39 79570 (001330--004933 ) Frame, Spray Deflector 2
40 79488 (001330--004933 ) Decal, SRS Cleaning Solution 1
41 79478 (001330--004933 )Decal, Fill Tank 1
Home
Find...
Go To..

SRS PARTS
550E MM149 (12--05)
7-12
Fig. 6 -- SRS Rear Side of Solution Tank Group, (004934-- )
2
45
6
7
8
9
10
1
11
12
13
14
15
16
17
18
19
20
21
22
23
24
25
26
27
28
29
30
31
32
3
To D e t e r g e n t
Pump
24
30
17
2
Home
Find...
Go To..

SRS PARTS
7-13
550E MM149 (12--05)
08677 -- 550E
Fig. 6 -- SRS Rear Side of Solution Tank Group, (004934-- )
Ref. Part No. Serial Number Description Qty.
179453 (004934-- )Plate 1
2 375724 (004934-- ) Cap, Filler 2
3 79478 (004934-- ) Label, Fill Tank 1
4 54333 (004934-- ) Clamp, Worm Drive 1
5 03404 (004934-- ) Tank, Detergent 1
679367 (004934-- )Gasket, Cleaning Solution 1
7 61189 (004934-- ) Door, Upper 2
8 61187 (004934-- ) Gasket, Upper Door 2
9 61188 (004934-- ) Plate, Upper Door 2
10 36644 (004934-- ) Nut, Locking 8
11 61170 (004934-- )Rod, Door Latch 8
12 61171 (004934-- ) Stud, Door Latch 8
13 82958 (004934-- ) Knob, Door Latch 8
14 61245 (004934-- ) Door, Lower 2
15 61174 (004934-- ) Gasket, Lower Door 2
16 61175 (004934-- )Plate, Lower Door 2
17 41169 (004934-- ) Nut, Stainless Steel 8
18 61181 (004934-- ) Pivot, Door Hinge 4
19 79500 (004934-- ) Deflector, Spray, Rubber 1
20 23498 (004934-- ) Clamp, Worm Drive 1
21 76426 (004934-- )Washer, Rubber Seal 6
22 79545 (004934-- ) Seal, Suction Tube 1
23 79471 (004934-- ) Tube, Rear Squeegee Suction 1
24 43555 (004934-- ) Clamp, Worm Drive 2
25 25649 (004934-- ) Hose, Rear Squeegee Suction 1
o79477 (004934-- )Filter Assembly, Laminar Flow, L.H. 1
Y26 79473--1 (004934-- ) Housing, Filter Mounting 1
Y27 64685 (004934-- ) Filter, Laminar Flow 1
Y28 79474 (004934-- ) Panel, Flow Tube Mounting Cover 1
o79476 (004934-- ) Filter Assembly, Laminar Flow, R.H. 1
Y79472--1 (004934-- )Housing, Filter Mounting 1
Y64685 (004934-- ) Filter, Laminar Flow 1
Y79474 (004934-- ) Panel, Flow Tube Mounting Cover 1
29 79464 (004934-- ) Thumbscrew, Filter Hold Down 2
30 79424 (004934-- ) Filter, Solution Outlet 2
31 79570 (004934-- )Frame, Spray Deflector 2
32 79488 (004934-- ) Label, SRS Cleaning Solution 1
Home
Find...
Go To..

SRS PARTS
550E MM149 (12--05)
7-14
Fig. 7 -- SRS Wire Harnesses
1
01105 -- 550E
Ref. Part No. Serial Number Description Qty.
176370 (001330-- )Wire Harness, Control Box 1
Home
Find...
Go To..

OPTIONS
8-1
550E MM149 (10--10)
SECTION 8
Contents Page
Fig. 1 -- Overhead Guard Kit 8-2..................
Fig. 2 -- Revolving Light Kit, Overhead Guard 8-3...
Fig. 3 -- Heavy Duty Bumper Kit 8-4...............
Fig. 4 -- SRS Heavy Duty Bumper Kit 8-5..........
Fig. 5 -- SRS Sludge Removal Tool 8-6............
Fig. 6 -- Solution Tank Drain Kit 8-7................
Fig. 7 -- Fire Extinguisher Kit 8-7..................
Fig. 8 -- Operating Light Kit 8-8...................
Fig. 9 -- SRS Operating Light Kit 8-8...............
Fig. 10 -- SRS Operating Light Kit 8-9..............
Fig. 11 -- Squeegee Wand Kit 8-10................
Fig. 12 -- SRS Squeegee Wand Kit 8-12...........
Fig. 13 -- Mirror Kit 8-14..........................
Fig. 14 -- Tire and Wheel Group, Foam Filled 8-14...
Fig. 15 -- Dust Shield Kit 8-15.....................
Fig. 16 -- Battery Chargers 8-15...................
Fig. 17 -- Batteries 8-15..........................
Fig. 18 -- Batteries (International) 8-15.............
Fig. 19 -- Side Squeegee Extension Kit 8-16........
Fig. 20 -- Documentation Group 8-17..............
Home
Find...
Go To..

OPTIONS
550E MM149 (9--99)
8-2
Fig. 1 -- Overhead Guard Kit
2
3
4
5
1
00317 -- ALL
Ref. Part No. Serial Number Description Qty.
o75903 (001330-- )Guard Kit, Overhead 1
Y1 76862 (001330-- ) Guard, Top 1
Y2 76858 (001330-- ) Leg, Front, R.H. 1
Y3 76859 (001330-- ) Leg, Front, L.H. 1
Y4 76860 (001330-- ) Leg, Rear, R.H. 1
Y576861 (001330-- )Leg, Rear, L.H. 1
Home
Find...
Go To..

OPTIONS
8-3
550E MM149 (10--10)
Fig. 2 -- Revolving Light Kit, Overhead Guard
1
2
3
4
5
01108 -- 550E
Ref. Part No. Serial Number Description Qty.
o75914 (001330-- )Light Kit, Revolving 1
Yo1 44683 (001330-- ) Light, Revolving, Red 1
YY 44681 (001330-- ) Lens, Light, Red 1
Y2 33782 (001330-- ) Plate, Light Mounting 1
Y3 33783 (001330-- ) U--Bolt 2
Y409384 (001330-- )Clamp, Cable 5
Y10701 (001330-- ) Switch, Toggle 1
Y07423 (001330-- ) Fuse, 15 A 1
Y47164 (001330-- ) Decal, 15 A Label 1
Y76037 (001330-- ) Wire Kit, Includes Wires: 153, 205, 207 1
Y546314 (001330-- )Grommet 1
Y45223 (001330-- ) Terminal, Quick--disconnect 4
Y45224 (001330-- ) Terminal, Quick--disconnect 2
o44683--1 (001330-- ) Light, Revolving, Amber 1
Y44681--1 (001330-- ) Lens, Light, Amber 1
o44683--2 (001330-- )Light, Revolving, Blue 1
Y44681--2 (001330-- ) Lens, Light, Blue 1
Home
Find...
Go To..

OPTIONS
550E MM149 (9--99)
8-4
Fig. 3 -- Heavy Duty Bumper Kit
2
3
4
5
1
1
00825 -- 550, 550E
Ref. Part No. Serial Number Description Qty.
o75906 (001330-- )Bumper Kit, Heavy Duty 1
Y1 75108 (001330-- ) Bumper, Solution and Recovery Tank 2
Y2 78101 (001330-- ) Bumper, Tractor, L.H. 1
Y3 78099 (001330-- ) Bumper, Tractor, R.H. 1
Y4 75673 (001330-- ) Bumper, Scrub Head 2
Y575144 (001330-- ) Bracket 2
Home
Find...
Go To..

OPTIONS
8-5
550E MM149 (12--05)
Fig. 4 -- SRS Heavy Duty Bumper Kit
1
2
3
4
5
00826 -- 550, 550E
Ref. Part No. Serial Number Description Qty.
o79426 (001330-- )Bumper Kit, Heavy Duty 1
Y1 75673 (001330-- ) Bumper, Scrubber Head 2
Y2 76880 (001330-- ) Bumper, Solution and Recovery Tank, L.H. 1
Y3 76881 (001330-- ) Bumper, Solution and Recovery Tank, R.H. 1
Y4 78101 (001330-- ) Bumper, Tractor, L.H. 1
Y578099 (001330-- )Bumper, Tractor, R.H. 1
Home
Find...
Go To..

OPTIONS
550E MM149 (12--05)
8-6
Fig. 5 -- SRS Sludge Removal Tool
4
2
1
3
00338 -- ALL
Ref. Part No. Serial Number Description Qty.
o79518 (001330-- )Tool Assembly, Sludge Removal 1
Y1 03292B (001330-- ) Grip, Handle 1
Y2 79517 (001330-- ) Handle, Sludge Removal 1
Y3 79515 (001330-- ) Squeegee 1
Y479508--1 (001330-- )Retainer, Squeegee 1
Home
Find...
Go To..

OPTIONS
8-7
550E MM149 (9--99)
Fig. 6 -- Solution Tank Drain Kit
2
3
1
00837 -- ALL
Ref. Part No. Serial Number Description Qty.
o75923 (001330-- )Drain Kit, Solution Tank 1
Y1 76075 (001330-- ) Tee, Barbed 1
Y2 76076 (001330-- ) Valve, Water 1
Y3 11399 (001330-- ) Clamp, Worm Drive 2
Fig. 7 -- Fire Extinguisher Kit
1
00830 -- ALL
Ref. Part No. Serial Number Description Qty.
o78127 (001330-- )Extinguisher Kit, Fire 1
Y1 25312 (001330-- ) Extinguisher, Fire 1
NOTE: To identify parts shown but not listed here, see Section 6, Standard Parts.
Home
Find...
Go To..

OPTIONS
550E MM149 (12--05)
8-8
550E
Fig. 8 -- Operating Light Kit
Ref. Part No. Serial Number Description Qty.
o75904 (001330--004933 )Light Kit, Operating 1
Y45365 (001330--004933 ) Headlight Assembly 2
Y24227 (001330--004933 ) Washer, Dished 4
Yo45389 (001330--004933 ) Panel Light Assembly 1
YY 45390 (001330--004933 ) Bulb 1
Y10701 (001330--004933 )Switch, Toggle 1
Y13959 (001330--004933 ) Switch 1
Y76877 (001330--004933 ) Bracket, Taillight 2
Y45366 (001330--004933 ) Taillight Assembly 2
Y07423 (001330--004933 ) Fuse, 15 A 1
Y47164 (001330--004933 )Decal, 15 A 1
Y49262 (001330--004933 ) Clamp, Wire, Self Stick 2
Y76198 (001330--004933 ) Wire Kit, Includes Wires: 154, 155, 156, 157, 158, 159,173,
174, 175
1
Y76035 (001330--004933 ) Wire Kit, Includes Wires: 143, 165, 166,169,177, 178 1
Y49266 (001330--004933 ) Tie, Cable, 6.7 in (170 mm) 6
Y76186 (001330--004933 )Tab, Terminal 1
Y76187 (001330--004933 ) Tab, Terminal 1
Y09385 (001330--004933 ) Clamp, Cable 1
Y10632--19 (001330--004933 ) Grommet, 2 in I.D. (50 mm) 1
550E
Fig. 9 -- SRS Operating Light Kit (001330--004933)
Ref. Part No. Serial Number Description Qty.
o79440 (001330--004933 )Light Kit, Operating, SRS 1
Y45365 (001330--004933 ) Lamp Assembly, Headlight 2
Yo45389 (001330--004933 ) Light Assembly, Panel 1
YY 45390 (001330--004933 ) Bulb 1
Y10701 (001330--004933 ) Switch, Toggle 1
Y13959 (001330--004933 )Switch 1
Y76877 (001330--004933 ) Bracket, Taillight 2
Yo45366 (001330--004933 ) Taillight Assembly 2
YY 45375 (001330--004933 ) Bulb 1
Y07423 (001330--004933 ) Fuse, 15 A 1
Y47164 (001330--004933 )Decal, 15 A 1
Y49266 (001330--004933 ) Tie, Cable 6
Y76198 (001330--004933 ) Wire Kit, Includes Wires: 154, 155, 156,157, 158, 159, 173,
174, 175
1
Y76035 (001330--004933 ) Wire Kit, Includes Wires: 143, 165, 166, 169, 177, 178 1
Y24227 (001330--004933 ) Washer, Dished 4
Y76186 (001330--004933 )Tab, Terminal 1
Y76187 (001330--004933 ) Tab, Terminal 1
Y10632--19 (001330--004933 ) Grommet, 2 in I.D. (50 mm) 1
Home
Find...
Go To..

OPTIONS
8-9
550E MM149 (10--10)
550E
Fig. 10 -- SRS Operating Light Kit (004934--007059)
Ref. Part No. Serial Number Description Qty.
o49029 (004934--007059 )Light Kit, Operating, SRS 1
Y45365 (004934--007059 ) Lamp Assembly, Headlight 2
Y24227 (004934--007059 ) Washer, Dished 4
Yo45389 (004934--007059 ) Light Assembly, Panel 1
YY 45390 (004934--007059 ) Bulb 1
Y10701 (004934--007059 )Switch, Toggle 1
Y13959 (004934--007059 ) Switch 1
Y49023 (004934--007059 ) Bracket, Taillight 2
Yo45366 (004934--007059 ) Taillight Assembly 2
YY 45375 (004934--007059 ) Bulb 1
Y07423 (004934--007059 )Fuse, 15 A 1
Y47164 (004934--007059 ) Decal, 15 A 1
Y49266 (004934--007059 ) Tie, Cable 6
Y76198 (004934--007059 ) Wire Kit, Includes Wires: 154, 155, 156,157, 158, 159, 173,
174, 175
1
Y76035 (004934--007059 ) Wire Kit, Includes Wires: 143, 165, 166, 169, 177, 178 1
Y76186 (004934--007059 )Tab, Terminal 1
Y76187 (004934--007059 ) Tab, Terminal 1
550E
Fig. 11 -- Operating Light Kit (007060-- )
Ref. Part No. Serial Number Description Qty.
o9001910 (007060-- )Light Kit, Hd--Tl, Ci [550e] 1
Y45635 (007060-- ) Housing Rep.Bysk1924 2
Yo45389 (007060-- ) Light, Panl, 36vdc, Clr [28v Lamp] 1
YY 45390 (007060-- ) Bulb 1
Y10701 (007060-- ) Switch, Toggle, 03a Spst, Off / On 1
Y48252 (007060-- ) Terminal, Tab, .25 06stud .82l 2
Y13959 (007060-- )Switch, Press, Lamp, Stop, 2pm 1
Y49023 (007060-- ) Bracket, Taillight 2
Y19317 (007060-- ) Screw, Hex, .25--20 X 0.75, G5 4
Y27978 (007060-- ) Nut, Hex, Flng, .25--20 4
Y1027801 (007060-- ) Taillight Assy, 24/48vdc, Led 2
Y07423 (007060-- )Fuse, 015a, Glass Tube, 32vdc, 0.25d 1
Y47164 (007060-- ) Label, Info, Battery, 15a 1
Y49266 (007060-- ) Tie, Cable, Nyl, 07.3l .19w 1.8 Max D 12
Y1027563 (007060-- ) Harness, Taillight, Tank [550e] 1
Y1027165 (007060-- )Harness, Hd--Tl [550e] 1
Home
Find...
Go To..

OPTIONS
550E MM149 (2--95)
8-10
Fig. 12 -- Squeegee Wand Kit
Solution Tank
Recovery Tank
Engine Cover
2
3
4
5
6
7
8
9
10
1
11
12
13
14
15
16
17
18
19
19
16
13
4
18
18
NOTE: To identify parts shown but not listed here, see Section 6, Standard Parts.
Home
Find...
Go To..

OPTIONS
8-11
550E MM149 (5--01)
00321--00798 -- 550E
Fig. 12 -- Squeegee Wand Kit
Ref. Part No. Serial Number Description Qty.
o75905 (001330-- )Squeegee Wand Kit 1
Y1 50788 (001330-- ) Mount, Wand Hose, R.H. 1
Y2 50789 (001330-- ) Mount, Wand Hose, L.H. 1
Y3 50790 (001330-- ) Plate, Mounting, Wand Hose 1
Y4 75128 (001330-- ) Spindle 2
Y540171 (001330-- )Handle, Extension 1
Y6 75054 (001330-- ) Mount, Squeegee Wand 1
Y7 40670 (001330-- ) Catch, Rubber 1
Y8 40671 (001330-- ) Bracket, U 1
Y9 75118 (001330-- ) Hook, Rubber 1
Y10 40173 (001330-- )Nozzle, Squeegee 1
Y11 76154A (001330-- ) Tube, Suction 1
Y12 75076 (001330-- ) Gasket, Rear Suction Tube 1
Y13 03823 (001330-- ) Clamp, Toggle 4
Y14 76152 (001330-- ) Adapter Kit, Suction Tube 1
Y15 76153 (001330-- )Adapter, Squeegee Wand 1
Y16 75095 (001330-- ) Gasket, Suction Tube 2
Y17 75127 (001330-- ) Hose and Cuff Assembly 1
Y18 76426 (001330-- ) Washer, Sealing 11
Y19 391839 (001330-- ) Clip, Finger Grip 2
Y76192 (001330-- )Wire Kit, Includes Wires: 183, 184, 185, 186 1
Y76191 (001330-- ) Switch, Toggle 1
Y75493 (001330-- ) Decal, Wand 1
Y75492 (001330-- ) Decal, Wand Instruction 1
Y09900--1 (001330-- ) Spacer 2
Y39611 (001330-- )Terminal, Quick--disconnect 1
Y50456 (001330-- ) Terminal, Quick--disconnect 1
Y51185 (001330-- ) Rivnut 3
Y42082 (001330-- ) Rivnut, (0.25 in--20) 4
Home
Find...
Go To..

OPTIONS
550E MM149 (12--05)
8-12
Fig. 13 -- SRS Squeegee Wand Kit
2
3
4
5
6
7
8
9
10
11
12
13
14
15
16
17
18
19
1
Solution
Ta n k
Solution
Ta n k
20
3
19
21
NOTE: To identify parts shown but not listed here, see Section 6, Standard Parts.
Home
Find...
Go To..

OPTIONS
8-13
550E MM149 (12--05)
00340/00344/00356 -- 550E
Fig. 13 -- SRS Squeegee Wand Kit
Ref. Part No. Serial Number Description Qty.
o79507 (001330-- )Squeegee Wand Kit, SRSr1
Y1 50789 (001330-- ) Mount, Wand Hose, L.H. 1
Y2 50788 (001330-- ) Mount, Wand Hose, R.H. 1
Y3 76426 (001330-- ) Washer, Sealing 4
Y4 75054 (001330-- ) Mount, Squeegee Wand 1
Y540670 (001330-- )Catch 1
Y6 40671 (001330-- ) Bracket 1
Y7 75118 (001330-- ) Hook 1
Y8 40173 (001330-- ) Nozzle, Squeegee 1
Y9 75127 (001330-- ) Hose and Cuff Assembly 1
Y10 14432 (001330-- )Clamp 1
Y11 79535 (001330-- ) Adaptor, Wand Hose 1
Y12 79547 (001330-- ) Bracket, Squeegee Wand Storage 1
Y13 79538 (001330-- ) Adaptor, Tank 1
Y14 03823 (001330-- ) Clamp 1
Y15 75128 (001330-- )Spindle, Adjusting 1
Y16 79546 (001330-- ) Gasket 1
Y17 40171 (001330-- ) Handle, Extension 1
Y18 79532 (001330-- ) Adaptor, Squeegee Wand 1
Y19 391839 (001330-- ) Clip, Finger Grip 2
Y20 79545 (001330-- ) Gasket 1
Y76192 (001330-- ) Wire Kit, Includes Wires: 183, 184, 185, 186 1
Y76191 (001330-- ) Switch, Toggle 1
Y75493 (001330-- ) Decal, Wand 1
Y75492 (001330-- ) Decal, Instruction 1
Y21 79460 (001330-- )Bracket, Squeegee Wand Mount 1
Home
Find...
Go To..

OPTIONS
550E MM149 (2--05)
8-14
Fig. 14 -- Mirror Kit
Overhead
Guard
00836 -- ALL
Ref. Part No. Serial Number Description Qty.
o78156 (001330-- )Mirror Kit 1
Y1 76863 (001330-- ) Mirror, Rear View 1
NOTE: To identify parts shown but not listed here, see Section 6, Standard Parts.
550E
Fig. 15 -- Tire and Wheel Kit, Foam Filled
Ref. Part No. Serial Number Description Qty.
48890 (001330-- )Tire Assy, Foam, 8.75--16.5 9.5bc/9bolt 2
48892 (001330-- ) Tire Assy, Foam, 8.75--16.5 [45psi] 2
Home
Find...
Go To..

OPTIONS
8-15
550E MM149 (9--00)
550E
Fig. 16 -- Dust Shield Kit
Ref. Part No. Serial Number Description Qty.
o75928 (001330-- )Shield Kit, Switch, Dust 1
Y76189 (001330-- ) Shield, Circuit Breaker, Dust 1
Y76148 (001330-- ) Boot, Toggle Switch 3
Y76147 (001330-- ) Boot, Pushbutton 2
550E
Fig. 17 -- Battery Chargers
Ref. Part No. Serial Number Description Qty.
o19897 (001330-- )Charger Kit, Battery,36 V, 60 Hz, 3 PH, Exide 1
Y01726 (001330-- ) Connector, Gray, 350 A 2
o75912 (001330-- ) Charger, Battery, 36 V, Gould 1
Y22892 (001330-- ) Connector, Gray, 175 A 2
o398290 (001330-- ) Charger, Battery, 36 V, Mac 1
Y22892 (001330-- )Connector, Gray, 175 A 2
550E
Fig. 18 -- Batteries
Ref. Part No. Serial Number Description Qty.
o76028 (001330-- )Battery,36V,510Ah,Exide 2
Y22892 (001330-- ) Connector, Gray, 175 A 1
o76020 (001330-- ) Battery, 36 V, 840 Ah, Exide 2
Y22892 (001330-- ) Connector, Gray, 175 A 1
550E
Fig. 19 -- Batteries (International)
Ref. Part No. Serial Number Description Qty.
o50692 (001330-- )Charger, Battery, Mac, 36 V, 50 Hz, 3 PH 1
Y22892 (001330-- ) Connector, Gray, 175 A 2
Home
Find...
Go To..

OPTIONS
550E MM149 (9--99)
8-16
Fig. 20 -- Side Squeegee Extension Kit
1
2
2
3
34
Side
Squeegee
Assembly
Scrub
Head
03874 -- ALL
Ref. Part No. Serial Number Description Qty.
o04595 (001330-- )Extension Kit, Side Squeegees 1
Y1 04598 (001330-- ) Frame, Side Squeegee, R.H. 1
Y2 03395 (001330-- ) Blade, Squeegee 4
Y3 03409 (001330-- ) Strip, Backup 4
Y4 03408 (001330-- ) Retainer, Blade 4
Y04597 (001330-- )Frame, Side Squeegee, L.H. 1
NOTE: To identify parts shown but not listed here, see Section 6, Standard Parts.
Home
Find...
Go To..

OPTIONS
8-17
550E MM149 (10--10)
Fig. 21 -- Documentation Group
550E
Ref. Part No. Serial Number Description Qty.
MM149 (000000-- )Manual Pkg, 550E 1
9004761 (000000-- ) Manual, Cd--Rom, Oprtr & Parts, All (NA) 1
10392 (000000-- ) Video, Operator, 550 1
Home
Find...
Go To..

OPTIONS
550E MM149 (9--99)
8-18
Home
Find...
Go To..

BREAKDOWNS
9-1
550E MM149 (10--10)
SECTION 9
Contents Page
Fig. 1 -- SRS Metering Solution Pump
Breakdown, 16485 9-2.................
Fig. 2 -- SRS Solution Pump Breakdown,
79326--1 9-3..........................
Fig. 3 -- Power Wheel Breakdown, 75274 9-4.......
Fig. 4 -- Hydraulic Pump Breakdown, 76043 9-5.....
Fig. 5 -- Hydraulic Steering Valve Breakdown,
57982 9-6............................
Fig. 6 -- Hydraulic Steering Valve Breakdown,
74176 9-7............................
Fig. 7 -- Hydraulic Steering Valve Breakdown,
65242 9-8............................
Fig. 8 -- Hydraulic Solenoid Control Valve
Breakdown, 31574 9-9.................
Fig. 9 -- Hydraulic Cylinder Breakdown, 04431 9-10..
Fig. 10 -- Electric Drive Motor Breakdown, 76213 9-11
Fig. 11 -- Electric Drive Motor Breakdown, 76214 9-11
Fig. 12 -- Electric Motor Breakdown, 16450 9-11....
Fig. 13 -- Electric Motor Breakdown, 03462 9-11....
Fig. 14 -- Electric Motor Breakdown, 76017 9-12....
Fig. 15 -- Electric Relay Breakdown, 76095 9-12....
Fig. 16 -- Electric Relay Breakdown, 76096 9-12....
Fig. 17 -- Electric Relay Breakdown, 76092 9-13....
Home
Find...
Go To..

BREAKDOWNS
550E MM149 (12--05)
9-2
Fig. 1 -- SRS Metering Solution Pump Breakdown, 16485
2
3
4
5
1
1
2
5
Motor
Bracket
3
00112 -- ALL
Ref. Part No. Serial Number Description Qty.
o16485 (000000-- )Pump, Metering Solution 1
Y1 63923 (000000-- ) Connector Kit, Tubing 1
Y2 63922 (000000-- ) Valve Kit, Pump 1
Y3 63921 (000000-- ) Replacement Kit, Bellows 1
Y4 63924 (000000-- ) Motor, Gear 1
Y502430 (000000-- )Crank Replacement Kit 1
Home
Find...
Go To..

BREAKDOWNS
9-3
550E MM149 (12--05)
Fig. 2 -- SRS Solution Pump Breakdown, 79326--1
1
2
2
2
2
2
2
2
05092 -- 550E
Ref. Part No. Serial Number Description Qty.
o79326--1 (000000-- )Pump, Solution 1
Y1 63925 (000000-- ) Housing, Pump 1
Y2 19960 (000000-- ) Repair Kit, Solution Pump 1
Home
Find...
Go To..

BREAKDOWNS
550E MM149 (2--05)
9-4
Fig. 3 -- Power Wheel Breakdown, 75274
2
3
4
5
6
7
1
3
4
4
8
9
10
11
02448 -- 550E
Ref. Part No. Serial Number Description Qty.
o75274 (000000-- )Power Wheel Assembly 1
Y1 75338 (000000-- ) Spline, Power Wheel 1
Y2 37656 (000000-- ) Stud 9
Y3 02529 (000000-- ) Hub Kit 1
Y4 02528 (000000-- ) Bearing And Seal Kit 1
Y30140 (000000-- )Seal 1
Y5 02470 (000000-- ) Gear Kit 1
Y6 37655 (000000-- ) O--Ring 1
Y7 372896 (000000-- ) Cover, Large [603915] 1
Y8 75259 (000000-- ) Disc, Brake 1
Y975271 (000000-- )Sleeve, Brake Disc 6
Y10 38941 (000000-- ) Cover, Small [14--02--039--005] 1
Y11 372895 (000000-- ) Plunger [610801] 1
Home
Find...
Go To..

BREAKDOWNS
9-5
550E MM149 (10--10)
Fig. 4 -- Hydraulic Pump Breakdown, 76043
23
4
5
1
1
1
1
2
5
02363 -- 550E
Ref. Part No. Serial Number Description Qty.
o76043 (000000-- ) Pump, Hydraulic 1
Y1 SK2201 (000000-- ) Seal Kit 1
Y2 02409 (000000-- ) Control Valve Kit 1
Y3 02407 (000000-- ) Pressure Plate Kit 1
Y4 02408 (000000-- ) Cartridge Kit 1
Y502410 (000000-- )Shaft And Bearing Kit 1
Home
Find...
Go To..

BREAKDOWNS
550E MM149 (9--99)
9-6
Fig. 5 -- Hydraulic Steering Valve Breakdown, 57982
1
2
3
4
5
6
7
8
16
16
16
Not sold seperately
O--ring Groove
O--ring Groove
O--ring Groove
10 9
16
17
15
11
12
13
14
09936--09670 -- ALL
Ref. Part No. Serial Number Description Qty.
o57982 (000000-- )Steer Control, Hyd 3 6.2 1000 1
Y1 74097 (000000-- ) Cap Screw 7
Y2 38873 (000000-- ) Cover Cap 1
Y3 57156 (000000-- ) Geroter 1
Y4 74094 (000000-- ) Spacer Plate 1
Y558596 (000000-- )Drive 1
Y6 74218 (000000-- ) Pin 1
Y7 74109 (000000-- ) Race, Bearing 2
Y8 74110 (000000-- ) Bearing, Needle 1
Y9 74112 (000000-- ) Bushing, Seal 1
Y10 74111 (000000-- )Ring, Retainer 1
Y11 74186 (000000-- ) Retainer, Chk 1
Y12 74187 (000000-- ) Ball 1
Y13 74188 (000000-- ) Seat, Chk Ball 1
Y14 74189 (000000-- ) Screw Set 1
Y15 74105 (000000-- )Spacer 1
Y16 57152 (000000-- ) Seal Kit,Stg 1
Y74195 (000000-- ) Spring Kit, Scu 1
17 74251 (000000-- ) Repair Info,Scu 1
Home
Find...
Go To..

BREAKDOWNS
9-7
550E MM149 (9--99)
Fig. 6 -- Hydraulic Steering Valve Breakdown, 74176
1
2
3
4
5
6
7
8
16
16
16
Not sold seperately
O--ring Groove
O--ring Groove
O--ring Groove
10 9
16
17
15
11
12
13
14
09936--09670 -- ALL
Ref. Part No. Serial Number Description Qty.
o74176 (000000-- )Steer Control, Hyd #4 05.9 150 1
Y1 65241 (000000-- ) Cap Screw 7
Y2 74181 (000000-- ) Cap, End 1
Y3 57156 (000000-- ) Geroter 1
Y4 74182 (000000-- ) Plate, Wear 1
Y558596 (000000-- )Drive 1
Y6 74218 (000000-- ) Pin 1
Y7 74109 (000000-- ) Race, Bearing 2
Y8 74110 (000000-- ) Bearing, Needle 1
Y9 74112 (000000-- ) Bushing, Seal 1
Y10 74111 (000000-- )Ring, Retainer 1
Y11 74186 (000000-- ) Retainer, Chk 1
Y12 74187 (000000-- ) Ball 1
Y13 74188 (000000-- ) Seat, Chk Ball 1
Y14 74189 (000000-- ) Screw Set 1
Y15 74105 (000000-- )Spacer 1
Y16 74190 (000000-- ) Seal Kit, Scu 1
Y74195 (000000-- ) Spring Kit, Scu 1
17 74251 (000000-- ) Repair Info,Scu 1
Home
Find...
Go To..

BREAKDOWNS
550E MM149 (9--99)
9-8
Fig. 7 -- Hydraulic Steering Valve Breakdown, 65242
1
2
3
4
5
6
7
8
11
11
11
Not sold seperately
O--ring Groove
Back Side
10 9
11
13
12
Not sold seperately
Not sold seperately
O--ring Groove
Back Side
O--ring Groove
Back Side
09936--09670 -- 550E
Ref. Part No. Serial Number Description Qty.
o65242 (000000-- )Steer Control, Hyd #4 04.5 1300 1
Y1 74174 (000000-- ) Cap Screw 7
Y2 74194 (000000-- ) Cap, End 1
Y3 65235 (000000-- ) Geroter 1
Y4 74182 (000000-- ) Plate, Wear 1
Y558596 (000000-- )Drive 1
Y6 74218 (000000-- ) Pin 1
Y7 74109 (000000-- ) Race, Bearing 2
Y8 74110 (000000-- ) Bearing, Needle 1
Y9 74112 (000000-- ) Bushing, Seal 1
Y10 74111 (000000-- )Ring, Retainer 1
Y11 74190 (000000-- ) Seal Kit, Scu 1
Y12 74195 (000000-- ) Spring Kit, Scu 1
13 74251 (000000-- ) Repair Info,Scu 1
Home
Find...
Go To..

BREAKDOWNS
9-9
550E MM149 (10--10)
Fig. 8 -- Hydraulic Solenoid Control Valve Breakdown, 31574
1
1
1
1
1
1
2
2
3
3
3
4
7
5
5
5
6
6
7
4
8
2
02392 -- 550E
Ref. Part No. Serial Number Description Qty.
o31574 (000000-- )Valve, Hydraulic, Solenoid 1
Y1 04198 (000000-- ) Seal Kit 1
Y2 31642 (000000-- ) Inlet Section 1
Y3 31643 (000000-- ) Valve Section 1
Y4 02542 (000000-- ) Coil, 36 V 2
Y502520 (000000-- )Valve Section, Manual 1
Y6 02519 (000000-- ) Handle Assembly, Complete 1
Y7 04525 (000000-- ) Nut, Solenoid 2
Y8 04185 (000000-- ) Linkage Kit, Handle 1
Home
Find...
Go To..

BREAKDOWNS
550E MM149 (10--10)
9-10
Fig. 9 -- Hydraulic Cylinder Breakdown, 04431
2
3
1
3
03175 -- ALL
Ref. Part No. Serial Number Description Qty.
o04431 (000000-- )Cylinder, Hydraulic 1
Y1 47801 (000000-- ) Fitting, Grease 1
Y2 04499 (000000-- ) Bearing 1
Y3 04477 (000000-- ) Seal Kit 1
Home
Find...
Go To..

BREAKDOWNS
9-11
550E MM149 (10--10)
550E
Fig. 10 -- Electric Motor Breakdown, 76213
Ref. Part No. Serial Number Description Qty.
o76213 (000000-- )Motor, Electric, Front 1
Y02524 (000000-- ) Brush 4
Y02525 (000000-- ) Brush Spring 4
Y76206 (000000-- ) Harness, Wire 1
Y76207 (000000-- )Tube, Splice 2
550E
Fig. 11 -- Electric Motor Breakdown, 76214
Ref. Part No. Serial Number Description Qty.
o76214 (000000-- )Motor, Electric, Rear 1
Y02524 (000000-- ) Brush 4
Y02525 (000000-- ) Brush Spring 4
Y76205 (000000-- ) Harness, Wire 1
Y76207 (000000-- )Tube, Splice 2
550E
Fig. 12 -- Electric Motor Breakdown, 16450
Ref. Part No. Serial Number Description Qty.
o16450 (000000-- )Motor, Electric (replaced by 03463) 1
Y02526 (000000-- ) Brush 8
Y02525 (000000-- ) Brush Spring 8
Y79103 (000000-- ) Rocker Arm 1
550E
Fig. 13 -- Electric Motor Breakdown, 03462
Ref. Part No. Serial Number Description Qty.
o03462 (000000-- )Motor, Electric 1
Y03965 (000000-- ) Brush 4
Y06334 (000000-- ) Spring, Brush 8
Home
Find...
Go To..

BREAKDOWNS
550E MM149 (10--10)
9-12
550E
Fig. 14 -- Electric Motor Breakdown, 76017
Ref. Part No. Serial Number Description Qty.
o76017 (000000-- )Motor, Electric 1
Y02524 (000000-- ) Brush 8
Y02525 (000000-- ) Brush Spring 8
550E
Fig. 15 -- Electric Relay Breakdown, 76095
Ref. Part No. Serial Number Description Qty.
76095 (000000-- )Relay 1
SK2220 (000000-- ) Contact Kit, F/76095, Replmt Rep.by76095 1
550E
Fig. 16 -- Electric Relay Breakdown, 76096
Ref. Part No. Serial Number Description Qty.
76096 (000000-- )Relay 1
SK2218 (000000-- ) Replacement Kit, Contacts (Replaced by None) 1
Home
Find...
Go To..

BREAKDOWNS
9-13
550E MM149 (10--10)
Fig. 17 -- Electric Relay Breakdown, 76092
1
1
1
00997 -- 550E
Ref. Part No. Serial Number Description Qty.
o76092 (000000-- )Relay 1
Y1 SK2219 (000000-- ) Replacement Kit, Contacts 1
Home
Find...
Go To..

BREAKDOWNS
550E MM149 (10--10)
9-14
Home
Find...
Go To..

CROSS REFERENCE
10-1
550E MM149 (10--10)
SECTION 10
CONTENTS PAGE
PART NUMBER TO PAGE NUMBER CROSS REFERENCE LIST 10-2....................................
PART DESCRIPTION TO PAGE NUMBER CROSS REFERENCE LIST 10-8...............................
Home
Find...
Go To..

CROSS REFERENCE
550E MM149 (10--10)
10-2
PART NUMBER TO PAGE NUMBER CROSS REFERENCE LIST
Part Page
Number Number
MM149 8-17........
SK2201 9-5.......
SK2218 9-12.......
SK2219 9-13.......
SK2220 9-12.......
SK2222 6-43.......
SK2223 6-44.......
SK2612 6-27, 6-45.......
00500--15 6-19, 6-23......
00500--20 6-19, 6-23......
00911 6-25.........
00915 6-19, 6-23........
00927 6-19, 6-23........
00935 6-27........
00966 6-25........
01686 6-65........
01726 8-15........
02076 6-27........
02407 9-5........
02408 9-5........
02409 9-5........
02410 9-5........
02430 9-2........
02431 6-30........
02455 6-2........
02456 6-2........
02457 6-2........
02458 6-2........
02460 6-2........
02464 6-55........
02465 6-2........
02470 9-4........
02519 9-9........
02520 9-9........
02524 9-11, 9-12........
02525 9-11, 9-12........
02526 9-11........
02528 9-4........
02529 9-4........
02530 6-65........
02542 9-9........
02549 6-51, 6-53........
02585 6-39........
02589 6-15........
02817 7-3........
02818 7-3........
02984 6-20, 6-21........
02997 6-8........
03292B 8-6.......
03395 8-16........
03404 7-11, 7-13
........
03405 7-11........
03408 8-16........
03409 8-16........
03462 6-27, 9-11........
03464 6-27........
03635 6-41........
03639 6-41........
Part Page
Number Number
03647 6-41........
03648 6-41........
03649 6-33........
03706 7-7, 7-9........
03745 6-25........
03823 7-7, 7-9, 8-11, 8-13........
03839 6-25........
03922 6-25........
03965 9-11........
03968 6-60........
04045 6-62........
04046 6-62........
04047 6-62........
04048 6-44, 6-62........
04185 9-9........
04198 9-9........
04210 6-44, 6-62........
04212 7-7........
04213 6-57........
04431 6-55, 9-10........
04477 9-10........
04499 9-10........
04525 9-9........
04595 8-16........
04597 8-16........
04598 8-16........
04733--12 6-15......
05928 6-60........
06222 7-11........
06223 6-2, 6-3, 7-11........
06224 6-59, 7-7, 7-11........
06227 6-59, 7-7, 7-11........
06228 6-59, 7-7, 7-11........
06229 6-2, 6-3, 7-7........
06230 7-7........
06231 7-7........
06279 6-15........
06332 6-2, 6-3, 6-57........
06333 6-57........
06334 9-11........
06418 6-20, 6-21, 6-55........
06474A 6-10.......
06526 6-8........
06573 6-19, 6-23........
06837 6-55........
06843 6-43........
06844 6-43........
06845 6-55........
06846 6-55........
07259 6-55........
07316--15 6-19, 6-23
......
07422 7-5........
07423 6-33, 8-3, 8-8, 8-9........
07484 7-4........
08099 6-55........
08100 6-55........
08174 6-15........
08175 6-19, 6-23, 6-65........
Part Page
Number Number
08228 6-57........
08298 6-55........
08791 6-17, 7-3........
08877 7-3........
09005 6-19, 6-23........
09088 6-44, 6-62........
09334 6-30........
09336 6-30........
09384 8-3........
09385 8-8........
09624 6-15, 6-66........
09626 6-66........
09663--6 6-39.......
09689 6-65........
09900--1 8-11.......
10120 6-44, 6-61........
10149 6-65........
10150 6-65........
10160 6-65........
1027165 8-9.......
1027563 8-9.......
1027801 8-9.......
10392 8-17........
10464 6-25........
1057970 7-3.......
1061174 6-39.......
10632--1 6-7.......
10632--12 6-7......
10632--19 8-8......
10632--2 6-7.......
10632--4 6-8.......
10701 8-3, 8-8, 8-9........
10829 6-29........
10830 6-44........
11048 6-15.........
11399 6-17, 6-45, 7-3, 8-7.........
11442--7 7-4.......
11442--8 7-4.......
11476 6-12, 6-13, 6-15.........
11531 6-2, 6-3, 7-7, 7-9.........
11716 6-15.........
11870 7-4.........
12052 6-17........
12060 6-17, 7-4........
12072 6-17, 7-3........
12074 6-17, 7-3........
12087 6-30........
12259 6-10........
12776 7-4........
12829 6-41........
12876 6-5
........
13611 6-55.........
13959 8-8, 8-9........
14141 6-33, 6-34........
14326 6-15........
14330 6-43........
14331 6-43........
14346 6-33........
Home
Find...
Go To..

CROSS REFERENCE
10-3
550E MM149 (10--10)
Part Page
Number Number
14347 6-34........
14432 8-13........
14700--1 6-29.......
14700--2 6-29.......
14700--3 6-29.......
14700--4 6-29.......
14700 6-29........
14834 6-19, 6-23........
14877 6-17, 7-3........
15331 6-25, 6-55........
15398 6-15........
16400 6-25........
16401 6-25........
16440 7-5........
16450 6-27, 9-11........
16456 6-46........
16485 7-3, 9-2........
16669 6-8........
17269 6-29........
18217 6-33........
19207 6-45........
19317 8-9........
19659 6-55........
19897 8-15........
19960 9-3........
20021 6-65........
20833 6-65........
21665 6-41........
21666 6-33, 6-34........
21725 6-34........
22134 6-10........
22297 6-2, 6-3, 6-11, 6-20,........
6-21, 6-57
22892 6-33, 8-15........
23191 6-11........
23498 6-2, 6-3, 6-25, 6-57,........
6-59, 7-7, 7-9, 7-11,
7-13
23515 6-17, 7-3........
23563 7-4........
24227 8-8, 8-9........
24339 6-42, 6-60........
25014 6-44........
25018 6-15........
25186 6-6........
25195 6-20........
25219 6-15........
25220 6-15........
25224 6-15........
25312 8-7........
25384 6-25........
25532 6-34........
25632 6-25........
25636 6-25........
25637 6-25........
25639 6-25........
25640 6-25........
25641 6-25........
25649 6-2, 6-3, 6-59, 7-11,........
7-13
Part Page
Number Number
25656 6-57, 6-59, 7-7........
25661 6-45........
25663 6-57, 6-59, 7-7, 7-11........
25665 6-2, 6-57, 6-59, 7-7,........
7-11
25928 7-11........
26015 6-2, 6-57, 6-59, 7-7,........
7-11
26103 6-8........
26156 6-11........
26315 6-43........
26439 6-55........
26565 6-15, 6-17, 7-4........
26663 6-43........
27184 6-31, 6-33........
27474 6-6........
27978 8-9........
28165 6-2, 6-57, 6-59, 7-7,........
7-11
29035 7-4........
29718--1 6-23.......
30140 9-4........
30145 7-7........
31313 6-17........
31554 6-15, 6-66........
31558 6-51, 6-53........
31563 6-51........
31565 6-51, 6-53........
31566 6-51, 6-53........
31567 6-51, 6-53........
31568 6-51, 6-53........
31570 6-51, 6-53........
31572 6-49........
31573 6-49........
31574 6-46, 9-9........
31615 6-25........
31623 6-46........
31642 9-9........
31643 9-9........
31652 6-41........
31672 6-51, 6-53........
31684 6-6........
31705 6-62........
32126 6-62........
32376 6-23........
32415 6-64........
32477 6-44........
32486 6-12, 6-13........
32490 6-10........
32492 6-65........
32493 6-10, 6-19, 6-23, 6-64........
32514 6-7........
32524 6-15........
32724 6-55........
32798 7-5........
32985 6-64, 6-65........
330710 8-17........
33510 6-65........
33617 6-62........
33618 6-62........
Part Page
Number Number
33619 6-62........
33620 6-61........
33622 6-7, 6-61........
33729 6-7........
33732 7-9........
33734 6-62........
33743 6-65........
33744 6-65........
33745 6-65........
33746 6-65........
33747 6-65........
33748 6-65........
33749 6-65........
33782 8-3........
33783 8-3........
34359 6-15........
35486 6-53........
36328 6-20, 6-21, 6-66........
36466 6-66........
375613 6-25........
36644 6-57, 6-59, 7-9, 7-13........
369702 6-7........
369849 7-11........
370133 6-65........
37089 6-7........
372895 9-4........
372896 9-4........
374240 6-43........
37524 6-43........
375615 6-25........
375724 7-10, 7-13........
37655 9-4........
37656 9-4........
378968 6-2, 6-45........
378996 6-2, 6-25........
386694 6-19, 6-23........
38873 9-6........
38941 9-4........
391801 6-27........
391839 8-11, 8-13........
39274 6-19, 6-23........
39332 6-27........
39347 6-55........
39348 6-15........
39527 6-19, 6-23........
39611 8-11.........
39697 6-7........
39772 6-39........
39810 6-12, 6-13........
398205 7-7, 7-9........
398290 8-15
........
398344 6-3........
39912 6-55........
40052 6-25, 6-57, 7-7, 7-9........
40076 6-20, 6-21........
40171 8-11, 8-13........
40173 8-11, 8-13........
40354 6-44, 6-61........
40390 6-20, 6-21, 6-25........
40496 6-25........
Home
Find...
Go To..

CROSS REFERENCE
550E MM149 (10--10)
10-4
Part Page
Number Number
40550 6-57, 7-7, 7-9........
40565 6-25, 6-45........
40575 6-12........
40646 6-12, 6-13........
40670 8-11, 8-13........
40671 8-11, 8-13........
40678--1 6-59.......
40758 6-12, 6-13........
40759 6-12, 6-13........
40840 6-25, 6-45........
40846 6-15........
40870--1 6-2, 6-3, 6-25.......
40870--2 6-57.......
40870--4 6-25.......
40870--7 6-2, 6-3.......
40870 7-7, 7-9........
40999A 6-20, 6-21.......
41007 6-25........
41016 6-7........
41032 6-20, 6-21........
41063 6-17, 7-3........
41066 6-55........
41073 6-55........
41074 6-55........
41081 6-55........
41082 6-55........
41083 6-55........
41084 6-55........
41112 6-62.........
41130 6-25.........
41169 6-57, 6-59, 7-9, 7-13.........
41295 7-3........
41702 6-31, 6-33........
42034 6-57........
42038 6-57........
42082 8-11........
42120--2 6-55.......
42120--4 6-55.......
42120--9 6-15.......
42120 6-15........
42126 6-19, 6-20........
42132--1 6-61.......
42133A--1 6-17......
42133A 6-17, 7-3.......
42153A 6-17.......
42215 6-49........
42240 6-10........
42311 6-55.........
42331--1 6-25.......
42399 6-55........
42498 6-20
........
42499 6-19........
42639 6-21, 6-23........
42779 6-57........
42809 6-25........
42834--1 6-7.......
43203 6-8........
43363 6-8, 7-7, 7-9........
43555 6-2, 6-3, 6-59, 7-11,........
7-13
Part Page
Number Number
44031 6-17, 7-3........
44307 6-8........
44310 6-29........
44662 6-33, 6-34........
44681--1 8-3.......
44681--2 8-3.......
44681 8-3........
44683--1 8-3.......
44683--2 8-3.......
44683 8-3........
44828 6-30........
44847--1 6-44.......
44847 7-3........
44892 6-34........
44961 6-7, 6-31, 6-33, 6-44........
45223 8-3........
45224 8-3........
45261 6-8........
45365 8-8, 8-9........
45366 8-8, 8-9........
45375 8-8, 8-9........
45389 8-8, 8-9........
45390 8-8, 8-9........
45405 7-3........
45595 7-5........
45635 8-9........
46236 6-43........
46314 8-3........
46800 6-11........
47010--1 6-29.......
47010--2 6-29.......
47010--3 6-29.......
47010--4 6-29.......
47010--6 6-29.......
47010--7 6-29.......
47164 6-33, 8-3, 8-8, 8-9........
47178--13 6-30......
47178--4 7-5.......
47504 6-46........
47522 6-46........
47745 6-65........
47801 6-25, 9-10........
47845 6-17........
47846--3 7-3.......
47846 6-17, 7-3........
47848 7-3........
48126 6-43........
48183 6-7........
48252 8-9........
48884 6-65........
48888 6-42, 6-60
........
48889 6-42........
48890 8-14........
48891 6-60........
48892 8-14........
48901 6-15........
48902 6-7........
49023 8-9........
49029 8-9........
49047 6-33........
Part Page
Number Number
49226 6-33........
49260 6-33........
49262 8-8........
49263 6-31, 6-33, 6-55........
49266 6-34, 8-8, 8-9........
49681 6-10........
49924 7-11........
50304 6-44, 6-62........
50456 8-11........
50493 6-10........
50518 6-2, 6-3, 6-59........
50544 6-17........
50646 6-7........
50692 8-15........
50788 8-11, 8-13........
50789 8-11, 8-13........
50790 8-11........
50836 6-8........
50845 6-2, 6-3, 6-11........
50864 6-25........
50902 6-17, 7-3........
51046 6-20, 6-21........
51103 6-15.........
51109 6-43.........
51185 8-11.........
51304--1 6-10.......
51317 6-20, 6-21........
51448 6-19, 6-20, 6-21, 6-23........
51449 6-21, 6-23........
51452 6-19, 6-23........
51458 6-8........
51459 6-8........
51530 6-65........
51534 6-66........
51545 6-44, 6-61........
51562 6-33, 6-44, 6-61........
51564 6-20, 6-21, 6-66........
51779 6-49........
51787 6-7........
51938 6-19, 6-20, 6-21, 6-23........
52163 6-43........
52296 6-17, 7-3........
52402 6-45........
52615 6-8........
53076 6-49........
53078 6-43........
53079 6-43........
53355--1 6-57.......
53963A 6-15.......
54041 6-66........
54333 7-3, 7-11, 7-13
........
55586 6-66........
55619 6-49........
55685 6-46........
55740 6-2, 6-49........
56690 6-29, 6-46........
56820 6-29, 6-55........
56903 6-17, 7-3........
56992 6-30........
57152 9-6........
Home
Find...
Go To..

CROSS REFERENCE
10-5
550E MM149 (10--10)
Part Page
Number Number
57156 9-6, 9-7........
57288 6-53........
57567 6-62........
57630 6-57, 7-7, 7-9........
57676 6-29........
57982 6-29, 9-6........
58107 6-25........
58114 6-25.........
58596 9-6, 9-7, 9-8........
59617 6-2, 6-3, 6-12, 6-13........
59632 6-65........
59633 6-12, 6-13, 6-65........
59634 6-65........
59639A 6-64.......
60015 6-2, 6-3, 6-12, 6-13........
60016 6-2, 6-3, 6-65........
60018 6-2, 6-3, 6-64........
61157 7-7, 7-9.........
61170 6-57, 6-59, 7-9, 7-13.........
61171 6-57, 6-59, 7-9, 7-13.........
61174 6-57, 6-59, 7-9, 7-13.........
61175 6-57, 6-59, 7-9, 7-13.........
61176 6-57, 7-9.........
61181 6-57, 6-59, 7-9, 7-13.........
61187 7-13.........
61188 7-13.........
61189 7-13.........
61245 6-59, 7-13........
61259 6-63........
61260 6-63........
61261 6-63........
61693 6-25........
61700 6-25........
62595--11 6-7......
62595--18 6-7......
62595--5 6-7, 7-3.......
62595--7 6-7.......
63182--1 7-3.......
63184--5 7-3.......
63184--6 7-3.......
63255 6-30........
63511 6-57, 7-7, 7-9.........
63814 7-5........
63837 7-5........
63921 9-2........
63922 9-2........
63923 9-2........
63924 9-2........
63925 9-3........
64685 7-11, 7-13........
64778 7-3
........
64903 6-6........
64950 6-43........
65235 9-8........
65241 9-7........
65242 6-29, 9-8........
65891 7-7........
65892 6-57........
68275 6-8........
68567 6-8........
Part Page
Number Number
69571 6-7........
74094 9-6........
74097 9-6........
74105 9-6, 9-7........
74109 9-6, 9-7, 9-8........
74110 9-6, 9-7, 9-8.........
74111 9-6, 9-7, 9-8.........
74112 9-6, 9-7, 9-8.........
74174 9-8........
74176 6-29, 9-7........
74181 9-7........
74182 9-7, 9-8........
74186 9-6, 9-7........
74187 9-6, 9-7........
74188 9-6, 9-7........
74189 9-6, 9-7........
74190 9-7, 9-8........
74194 9-8........
74195 9-6, 9-7, 9-8........
74218 9-6, 9-7, 9-8........
74251 9-6, 9-7, 9-8........
75045 6-57........
75049 6-64........
75050 6-65........
75054 8-11, 8-13........
75072--5 6-62.......
75073 6-62........
75075 6-62........
75076 6-2, 6-3, 6-59, 8-11........
75081A 6-59.......
75095 8-11........
75096 6-59........
75098 6-59........
75103 6-57........
75106 6-57........
75108 8-4........
75118 8-11, 8-13.........
75119 6-17, 7-3.........
75127 8-11, 8-13........
75128 8-11, 8-13........
75132 6-63........
75136--1 6-63.......
75136 6-63........
75144 8-4........
75156 6-59........
75170 6-59........
75171 6-59........
75174 6-59, 7-11........
75175 6-59, 7-11........
75182 6-57........
75188 6-57
........
75190 6-63........
75197 7-3........
75203 6-7........
75207--1 6-6.......
75224 6-44........
75225 6-44........
75236 6-6........
75237--3 6-7.......
75243 6-7........
Part Page
Number Number
75247 6-10........
75249 6-43........
75258 6-7........
75259 9-4........
75262 6-10........
75263 6-10........
75264 6-10........
75267 6-6........
75268 6-6........
75269A 6-44, 6-62.......
75271 9-4........
75272 6-8........
75274 6-39, 9-4........
75275 6-10........
75276 6-44........
75280 6-10........
75281 6-10........
75283 6-45........
75285 6-43........
75286 6-42........
75287 6-10........
75289 6-10........
75290 6-10........
75292 6-10........
75294 6-30........
75296 6-55........
75297 6-10........
75307--1 6-7.......
75313 6-34........
75314 6-17, 7-3........
75316--1 6-7.......
75318 6-17........
75319 6-17, 7-3........
75326 6-29........
75338 9-4........
75341 6-39........
75344 6-25........
75346 6-42, 6-60........
75360 6-42........
75365 6-42, 6-60........
75368 6-44........
75369 6-44, 6-62........
75371 6-10........
75375 6-55........
75379--1 6-6.......
75379 6-6........
75386 6-8........
75389 6-45........
75390 6-8........
75395 6-7........
75396 6-45
........
75417 6-7........
75418 6-7........
75430 6-7........
75433 6-9........
75434 6-9........
75435 6-9........
75439 6-9........
75454 6-25........
75456--1 6-25.......
Home
Find...
Go To..

CROSS REFERENCE
550E MM149 (10--10)
10-6
Part Page
Number Number
75456--2 6-25.......
75456--3 6-25.......
75456--4 6-25.......
75456 6-25........
75460 6-39........
75461 6-25........
75467 6-25........
75480A 6-7.......
75492 8-11, 8-13........
75493 8-11, 8-13........
75501--1 6-12.......
75501B 7-4.......
75520 6-19, 6-23........
75528 6-12, 6-13........
75530 6-11........
75535 6-44........
75550 6-11........
75569 6-11........
75570 6-11........
75571 6-11........
75572 6-11........
75575 6-11........
75577 6-19, 6-23........
75578 6-19, 6-23........
75579 6-19, 6-23........
75588 6-12, 6-13........
75592 6-12, 6-13........
75596A 6-17.......
75597A 6-17.......
75600 6-19, 6-20........
75601A 6-17.......
75604 7-3........
75607 6-11........
75611 6-17, 6-57.........
75616 6-15........
75617 6-15........
75622 6-15........
75627 6-15........
75631 6-21........
75634 6-11........
75635AM 6-2, 6-3, 6-57, 7-7, 7-9......
75636 6-11........
75638 6-11........
75642 6-11........
75643 6-11........
75648 6-11........
75649 6-11........
75652 6-19, 6-23........
75654 6-21........
75655 6-21........
75656 6-20
........
75657 6-20........
75661--1 6-23.......
75663 6-19, 6-23........
75668 6-19, 6-23........
75669 6-23........
75671 6-19, 6-23........
75672 6-19, 6-23........
75673 8-4, 8-5........
75680--1 6-23.......
Part Page
Number Number
75681 6-11........
75691 6-19, 6-23........
75692--1 6-19.......
75694--1 6-19.......
75696 6-19........
75702 6-12........
75703 6-13........
75706 6-23........
75711 6-2, 6-3, 6-12, 6-13.........
75712 6-12........
75713 6-13........
75718 6-5........
75722 6-5........
75740 6-12, 6-13........
75744 6-23........
75749 6-23........
75750 6-19........
75757 6-12, 6-13........
75760 6-19, 6-20........
75761 6-20, 6-21........
75764 6-15........
75766 6-15........
75768 6-19, 6-23........
75769 6-19........
75772 6-23........
75773 6-19........
75774 6-23........
75780 6-19, 6-23........
75781 6-20, 6-21........
75786 6-19, 6-23........
75788 6-12........
75789 6-13........
75790 6-12........
75791 6-12........
75795 6-13........
75796 6-13........
75799 6-2, 6-3, 6-12, 6-13........
75801 6-17, 7-3........
75802--1 6-17, 7-4.......
75803 6-17, 7-3........
75811 6-6.........
75812 6-6........
75813 6-6........
75814 6-6........
75815 6-59........
75816 6-57........
75903 8-2........
75904 8-8........
75905 8-11........
75906 8-4........
75912 8-15
........
75914 8-3........
75923 8-7........
75928 8-15........
75977 6-65........
76012 6-33........
76017 6-39, 9-12........
76020 8-15........
76024 6-7........
76028 8-15........
Part Page
Number Number
76031 6-30........
76035 8-8, 8-9........
76037 8-3........
76043 6-45, 9-5........
76048 6-33........
76058 6-43........
76059 6-43........
76062 6-8, 6-31, 6-33........
76063 6-15........
76068 6-7........
76072 6-7........
76073 6-7........
76075 7-3, 8-7........
76076 8-7........
76087 6-43........
76092 6-33, 9-13........
76093 6-6........
76095 6-33, 9-12........
76096 6-33, 9-12........
76106 6-34........
76107 6-31........
76108 6-33........
76118 6-7, 6-8.........
76120 6-30........
76121 6-30........
76123 6-30........
76125 6-34........
76126 6-34........
76127 6-34........
76128 6-34........
76129 6-34........
76130 6-34........
76131 6-30........
76132 6-30........
76134 6-41........
76138 6-30........
76140 6-6........
76143 6-33........
76144 6-33........
76147 8-15........
76148 8-15........
76150 6-6, 6-7........
76151 6-6........
76152 8-11........
76153 8-11........
76154A 8-11.......
76157 6-57, 7-7, 7-9........
76158 6-7........
76159 6-13........
76160 6-41........
76161 6-41
........
76162 6-41........
76163 6-41........
76164 6-41........
76165 6-41........
76166 6-41........
76167 6-41........
76168 6-41........
76169 6-41........
76171 6-10........
Home
Find...
Go To..

CROSS REFERENCE
10-7
550E MM149 (10--10)
Part Page
Number Number
76172 6-41........
76173 6-34........
76174 6-41........
76182 6-41........
76183 6-41........
76186 6-31, 8-8, 8-9........
76187 6-31, 8-8, 8-9........
76189 8-15........
76191 8-11, 8-13........
76192 8-11, 8-13........
76198 8-8, 8-9........
76201 6-7........
76202A 6-7.......
76204 6-6........
76205 9-11........
76206 9-11........
76207 6-39, 9-11........
76211 6-19, 6-23.........
76213 6-19, 9-11........
76214 6-23, 9-11........
76218 6-19, 6-20........
76227 6-33........
76231 6-41........
76234 6-30........
76240 6-41........
76247 6-31........
76269 6-65........
76306 6-30........
76340 6-65........
76353 6-65........
76355 6-7........
76370 7-14........
76390 6-65........
76391 6-65........
76392 6-64........
76395 6-2, 6-3, 7-7, 7-9........
76403 7-7, 7-9........
76426 6-57, 6-59, 7-7, 7-9,........
7-11, 7-13, 8-11, 8-13
76532 6-2, 6-3, 6-57, 7-7, 7-9........
76568 6-19, 6-23........
76628 6-15........
76736 6-10........
76816 6-44, 6-61........
76828 6-2, 6-3, 6-57, 7-7, 7-9........
76858 8-2........
76859 8-2........
76860 8-2........
76861 8-2........
76862 8-2........
76863 8-14........
76867 6-9
........
76868 6-9........
76869 6-7........
76877 8-8........
76880 8-5........
76881 8-5........
76896 6-64........
76903 6-44, 6-61........
76904 6-44, 6-61........
Part Page
Number Number
76915 6-55........
76921 6-64........
76922--1 6-64.......
76927 6-64........
76937 6-2, 6-3, 6-65........
76943 6-65........
76946 6-65........
76974--1 6-65.......
76978 6-64, 6-65........
76979 6-64........
76984--1 6-64.......
76988 6-65........
76997 6-66........
77097 6-15, 6-66........
78059 6-63........
78078 6-15........
78080 6-43........
78093 6-65........
78096 6-64........
78099 8-4, 8-5........
78101 8-4, 8-5........
78118 6-7.........
78127 8-7........
78156 8-14........
78189 6-60........
78398 7-3........
78560 6-66........
78561 6-66........
78562 6-12, 6-13........
78641 6-64........
78642 6-65........
78670 6-63........
78673 6-63........
78695 6-65........
78795 6-65........
78802 6-2, 6-3........
78819 6-59, 7-7, 7-11........
79103 9-11........
79273--2 7-3.......
79273--4 7-3.......
79273 7-3........
79300 7-3........
79301 6-11, 7-4........
79314 7-5........
79318 7-5........
79326--1 7-3, 9-3.......
79332 7-11........
79367 7-11, 7-13........
79390 7-11........
79391 6-2, 7-11........
79392 6-59, 7-11
........
79396 7-7........
79410 7-5........
79414 7-11........
79424 7-11, 7-13........
79426 8-5........
79440 8-8........
79445 7-3........
79453 7-10, 7-13........
79460 8-13........
Part Page
Number Number
79464 7-11, 7-13........
79471 7-11, 7-13........
79472--1 7-11, 7-13.......
79473--1 7-11, 7-13.......
79474 7-11, 7-13........
79475 7-7, 7-9........
79476 7-11, 7-13........
79477 7-11, 7-13........
79478 7-11, 7-13........
79484 7-3........
79488 7-11, 7-13........
79491 7-3........
79492--1 7-3.......
79495 7-3........
79497 7-3........
79500 6-2, 7-7, 7-9, 7-11,........
7-13
79507 8-13........
79508--1 8-6.......
79515 8-6........
79517 8-6........
79518 8-6........
79532 8-13........
79535 8-13........
79538 8-13........
79545 6-2, 6-3, 7-11, 7-13,........
8-13
79546 8-13........
79547 8-13........
79557 6-2, 6-3, 7-7, 7-9........
79558 7-7, 7-9........
79567 7-7, 7-9........
79570 7-11, 7-13........
79572 7-3........
79598 6-19, 6-23........
79599 6-19, 6-23........
79605 6-8........
79606 7-4........
82833 6-55........
82958 6-57, 6-59, 7-9, 7-13........
86315 6-33........
86362 6-8........
87284 6-33, 6-34........
87579 6-12, 6-13, 6-57........
9001910 8-9.......
Home
Find...
Go To..

CROSS REFERENCE
550E MM149 (10--10)
10-8
PART DESCRIPTION TO PAGE NUMBER CROSS REFERENCE LIST
A
Adapter Kit, Suction Tube, 8-11
Adapter, Cylinder Rod, 6-66
Adapter, Squeegee Wand, 8-11
Adaptor, Cylinder, 6-65
Adaptor, Squeegee Wand, 8-13
Adaptor, Tank, 8-13
Adaptor, Wand Hose, 8-13
Adjuster Assembly, Seat, 6-8
Adjuster, Rear, 6-64
Adjuster, Seat, 6-8
Ammeter, 6-30
Angle, Battery Hold--down, 6-7
Angle, Brake Adjustment, 6-44, 6-61
Arm Assembly, Vertical Block, 6-65
Arm Assembly, 6-64
Arm, Control, 6-17, 7-3
Arm, Front Brush Drive, 6-19
Arm, Front Brush Idler, 6-20
Arm, L.H., 6-64
Arm, R.H., 6-65
Arm, Rear Brush Drive, 6-23
Arm, Rear Brush Idler, 6-21
B
Back Frame, 6-7
Ball Joint, 6-10, 6-66
Ball, Float, 6-57, 7-7, 7-9
Ball, 9-6, 9-7
Band, Front, Squeegee, 6-64
Band, Rear, Squeegee, 6-65
Band, Squeegee Retaining, 6-13
Band, Squeegee, Retaining, 6-12
Bar, Extension, 6-44
Bar, Flt, Rbr, 0.38 X 6.00 X 18.00l, 6-3
Bar, Mounting, 6-17, 7-3
Barrel, Trip, 6-65
Base, Plywood, Battery, 6-7
Basket, Soap, 6-59
Battery, 36 V, 510 Ah, Exide, 8-15
Battery, 36 V, 840 Ah, Exide, 8-15
Bearing And Seal Kit, 9-4
Bearing Assembly, 6-62
Bearing, Bal, 6-25
Bearing, Ball, 1.00b 2.00d 0.50w [2seal],
6-19, 6-23
Bearing, Fiberglide, 6-64, 6-65
Bearing, Flange, 6-43, 6-65
Bearing, Liner, 6-55
Bearing, Needle, 9-6, 9-7, 9-8
Bearing, Pillow Block, 6-64
Bearing, Self--aligning, 6-55
Bearing, Sleeve, 6-11
Bearing, Thrust, 6-12, 6-13, 6-55
Bearing, 6-10, 6-11, 6-15, 6-19, 6-20, 6-21,
6-23, 6-25, 6-55, 9-10
Bellcrank, 6-17, 7-3
Belt, V, [3v] 28.0l [Hc38], 6-2
Belt, V, [3v] 56.0l [Hc38], 6-2
Blade, Front, Squeegee, Urethane, 6-66
Blade, Front, Squeegee, 6-64
Blade, Front, 6-2
Blade, Rear, Squeegee, Urethane, 6-66
Blade, Rear, Squeegee, 6-65
Blade, Rear, 6-2
Blade, Sqge, Front, Linatex, 6-3
Blade, Sqge, Linatex, Side, 6-3
Blade, Sqge, Rear, Linatex, 6-3
Blade, Squeegee, Urethane, 6-12, 6-13
Blade, Squeegee, 6-2, 6-12, 6-13, 8-16
Block, Fuse, 6-33, 6-34
Bolt, Eye, 6-25, 6-65
Bolt, 6-17, 7-3
Boot, Pushbutton, 8-15
Boot, Toggle Switch, 8-15
Box, Control Panel, 6-7
Bracket Assembly, 6-25
Bracket, Bearing Mount, 6-23
Bracket, Bearing, L.H., 6-19
Bracket, Bearing, R.H., 6-20
Bracket, Bearing, 6-21
Bracket, Bridge, 6-12, 6-13
Bracket, Cable Mount, 6-61
Bracket, Caster, 6-65
Bracket, Centering Spring, 6-10
Bracket, Door Hinge, 6-59
Bracket, Hinge, L.H., 7-11
Bracket, Hinge, R.H., 7-11
Bracket, Hose, 6-7
Bracket, L, 6-10
Bracket, Motor Mounting (Replaced by
none), 6-27
Bracket, Mounting, 6-19, 6-25, 6-34, 6-45,
6-63, 6-65, 7-3
Bracket, Parking Brake, 6-44, 6-62
Bracket, Relay Mounting, 6-33
Bracket, Resistor Mounting, 6-6
Bracket, Seat Spring, 6-8
Bracket, Squeegee Wand Mount, 8-13
Bracket, Squeegee Wand Storage, 8-13
Bracket, Switch Mounting, 6-65
Bracket, Switch, 6-44, 6-65, 7-3
Bracket, Taillight, 8-8, 8-9
Bracket, U, 8-11
Bracket, Valve Mounting, 6-46
Bracket, Water Valve Mounting, 6-17, 7-4
Bracket, 6-25, 8-4, 8-13
Brake Assembly, Hydraulic, 6-43
Brake Cylinder, Master, 6-43
Brake, Parking (Replaced by none), 6-62
Brake, Parking, 6-44, 6-62
Breather, Chain Case, 6-19, 6-23
Brush Assy, Strip, 4.0l, Pyp, 6-3
Brush Kit, Repair, 6-5
Brush Spring, 9-11, 9-12
Brush, Abrasive Bristle, 6-5
Brush, Polypropylene, 6-5
Brush, 6-2, 6-12, 6-13, 9-11, 9-12
Bulb,8-8,8-9
Bumper Kit, Heavy Duty, 8-4, 8-5
Bumper, Rear, L.H., 6-63
Bumper, Rear, R.H., 6-63
Bumper, Rubber, 6-7, 6-8
Bumper, Scrub Head, 8-4
Bumper, Scrubber Head, 8-5
Bumper, Solution and Recovery Tank, L.H.,
8-5
Bumper, Solution and Recovery Tank,
R.H., 8-5
Bumper, Solution and Recovery Tank, 8-4
Bumper, Tractor, L.H., 8-4, 8-5
Bumper, Tractor, R.H., 8-4, 8-5
Bushing, Bronze, 6-45
Bushing, Seal, 9-6, 9-7, 9-8
Bushing, Spanner, 6-65
Bushing, 6-25
Button, Horn, 6-29
C
Cable Assembly, Brake, Separate Spring,
6-44
Cable Assembly, 6-61
Cable, Control, 7-3
Cable, Solution Control, 6-17
Cage, Coil, 6-8
Cam, 6-10
Cap Screw, 9-8
CapScrew,9-6,9-7
Cap, Contact, 6-29
Cap, Cyl Assy, Master Brake, 6-43
Cap, Dust, 6-62
Cap, End, 9-7, 9-8
Cap, Filler, 7-10, 7-13
Cap, Hub, 6-60
Cartridge Kit, 9-5
Caster Kit, 6-65
Caster, 6-65
Catch, Rubber, 8-11
Catch, 8-13
Chain and Hook Assembly, 6-12
Chain Assembly, Door, 6-13
Chain Assembly, Front, 6-19
Chain Assembly, Rear, 6-23
Chain, Drain Plug, 7-7, 7-9
Chain, Link, 6-7
Chain, 6-8, 6-12, 6-13
Channel, Bearing Cover, 6-19, 6-20
Charger Kit, Battery,36 V, 60 Hz, 3 PH,
Exide, 8-15
Charger, Battery, 36 V, Gould, 8-15
Charger, Battery, 36 V, Mac, 8-15
Charger, Battery, Mac, 36 V, 50 Hz, 3 PH,
8-15
Circuit Breaker, 6-30
Clamp, Cable, 6-7, 6-10, 6-17, 6-59, 8-3,
8-8
Clamp, Hose, Wormdrive, 1.06--2.00d, 6-3
Clamp, Hose, Wormdrive, 1.56--2.50d, 6-3
Clamp, Hose, Wormdrive, 1.62--3.50d, 6-3
Clamp, Hose, Wormdrive, 3.56--4.50d, 6-3
Clamp, Hose, 6-7, 6-17, 7-3
Home
Find...
Go To..

CROSS REFERENCE
10-9
550E MM149 (10--10)
Clamp, Squeegee Band, 6-65
Clamp, Toggle, 7-7, 7-9, 8-11
Clamp, Tube, 6-43
Clamp, Wire, Self Stick, 8-8
Clamp, Worm Drive, 6-2, 6-11, 6-17, 6-20,
6-21, 6-25, 6-45, 6-57, 6-59, 7-3, 7-7,
7-9, 7-11, 7-13, 8-7
Clamp, 8-13
Clevis and Pin, 6-17, 7-3
Clevis, Adjustable, 6-43
Clevis, Brake Cable, 6-44
Clevis, 6-62
Clip, Drain Hose Retainer, 6-57, 7-7, 7-9
Clip, Finger Grip, 8-11, 8-13
Coil, 36 V, 9-9
Collar, Locking, 6-10
Column, Steering, 6-29
Connector Kit, Tubing, 9-2
Connector, 12 Plug, 6-41
Connector, 6 Plug, 6-41
Connector, Assembly, 6-41
Connector, Gray, 175 A, 8-15
Connector, Gray, 350 A, 8-15
Connector, Nipple, 7-4
Connector, 6-33, 7-3, 7-4
Console, Instrument, 6-30, 7-5
Contact Kit, F/76095, Replmt
Rep.by76095, 9-12
Contractor, 7-3
Control Assembly, MFR, 6-34
Control Panel Assembly, 7-5
Control Valve Kit, 9-5
Control, Steering (See Breakdowns), 6-29
Coupling, 7-4
Cover Assembly, Recovery Tank Cleanout,
6-59
Cover Cap, 9-6
Cover, Access, 7-7
Cover, Chain Housing, 6-19, 6-23
Cover, Grease Fitting, 6-20, 6-21
Cover, Grease, 6-25
Cover, Headlock, 6-15
Cover, Horn Button, 6-29
Cover, Large [603915], 9-4
Cover, Oil Fill, 6-19, 6-23
Cover, Pump, 7-3
Cover, Sandblast, 7-9
Cover, Small [14--02--039--005], 9-4
Cover, Terminal, 6-27
Crank Replacement Kit, 9-2
Cup, Contact, 6-29
Cylinder, Hydraulic (See Breakdownss),
6-55
Cylinder, Hydraulic, 6-15, 6-66, 9-10
D
Decal, 15 A Fuse, 6-33
Decal, 15 A Label, 8-3
Decal, 15 A, 8-8, 8-9
Decal, 72 V, 6-7
Decal, Battery Requirements, 6-7
Decal, Battery, 6-30
Decal, Brush Pressure, 6-13
Decal, Caution, Charging, 6-7
Decal, Caution, Grades, 6-7
Decal, Caution, Travel Slowly, 6-7
Decal, Chain Lubrication, 6-19, 6-23
Decal, Charging Instructions, 6-7
Decal, Console, 6-30
Decal, Control Panel, 7-5
Decal, Danger, Fan Suction, 6-25, 6-57
Decal, Danger, Keep Out, 6-57, 7-7
Decal, Electric, 6-6
Decal, Fan Suction, 7-7
Decal, Fill Tank, 7-11
Decal, Hydraulic Oil Fluid, 6-45
Decal, Instruction, Parking Brake, 6-61
Decal, Instruction, 8-13
Decal, Jack Only On Pad, 7-7
Decal, Jack Tank, 6-57
Decal, Jacking Tractor, 6-7
Decal, Lubricating Instructions, 6-25
Decal, Maintenance, 6-7
Decal, Operating Instructions, 6-7
Decal, Squeegee, 6-30
Decal, SRS Cleaning Solution, 7-11
Decal, SRS, 7-7
Decal, Stripe, L.H., 6-6, 6-57
Decal, Stripe, R.H., 6-6
Decal, Stripe, 6-6
Decal, Valve Panel, 6-7
Decal, Wand Instruction, 8-11
Decal, Wand, 8-11, 8-13
Decal, Warning, High Voltage, 6-6, 6-7
Decal, Warning, Use Scrubber, 6-12
Deflector Assembly, Brush, L.H., 6-13
Deflector Assembly, Brush, 6-12
Deflector Assembly, Scrub Brush, 6-11
Deflector, Scrub Brush, 6-11
Deflector, Spray, Rubber, 7-7, 7-11, 7-13
Deflector, Top Sandblast, 7-9
Deflector, 6-20
Diode Assembly, 6-31
Diode, Silicon, 6-34
Disc, Brake, 6-62, 9-4
Door Assembly, Cleanout, R.H., 7-7
Door Assembly, Cleanout, 6-57, 7-7, 7-11
Door Assembly, Control Panel, 6-7
Door Assembly, Rear Cleanout, 7-11
Door Assembly, Solution Filling, 7-11
Door, Access, L.H., 6-6
Door, Cleaning Solution, 7-11
Door, Cleanout, 6-57, 6-59, 7-7, 7-11
Door, Lower, 7-13
Door, Solution, 6-59
Door, Squeegee, L.H., 6-13
Door, Squeegee, 6-12
Door, Top Access, 6-6
Door, Upper, 7-13
Door, 6-57, 6-59, 7-9
Drain Kit, Solution Tank, 8-7
DrainPlugKit,7-7
Drive, 9-6, 9-7, 9-8
E
Elbow, 45_, 7-4
Elbow, Electrical, 6-33
Elbow, Solution Level, 6-57
Elbow, 6-17, 6-43, 7-3, 7-4
Element, Hydraulic Filter, 6-2, 6-49
Extension Kit, Side Squeegees, 8-16
Extinguisher Kit, Fire, 8-7
Extinguisher, Fire, 8-7
F
Fan Assembly, Vacuum, 6-25
Fan Replacement Kit, 6-25
Fastener Kit, Thumbscrew, 7-11
Fastener, Nut, 6-2, 6-57, 6-59, 7-7, 7-11
Fastener, Thumbscrew, 6-59
Fastener, Washer, 6-2, 6-59
Fastener, Winghead, 6-2
Fastener, 7-7
Fastner, Thumbscrew, 6-57, 7-7, 7-11
Ferrule, Insulation, 6-29
Filter Assembly, Hydraulic, 6-49
Filter Assembly, Laminar Flow, L.H., 7-11,
7-13
Filter Assembly, Laminar Flow, R.H., 7-11,
7-13
Filter Replacement Kit, 7-3
Filter, Foam, Soap Basket, 6-59
Filter, Laminar Flow, 7-11, 7-13
Filter, Solution Outlet, 7-11, 7-13
Fitting, Elbow, 45_, 6-15, 6-46
Fitting, Elbow, 6-15, 6-29, 6-46, 6-49, 6-55,
6-66
Fitting, Grease, 45_, 6-15
Fitting, Grease, 6-15, 6-20, 6-21, 6-25,
6-55, 9-10
Fitting, Hyd, E45, Pm02/Pf02, 6-23
Fitting, Plug, 6-43, 6-57
Fitting, Restrictor, 6-46
Fitting, Straight, 6-29, 6-45, 6-46, 6-49,
6-66
Fitting, Tee, 6-49, 7-3
Flange, Bearing, 6-19, 6-20, 6-21, 6-23
Flange, Top Float, 6-57
Flap, Containment, 6-2, 6-3, 6-12, 6-13
Flap, Rubber, 6-2, 6-59
Frame Kit, Squeegee, 6-65
Frame, Rear Squeegee, 6-65
Frame, Rear, 6-65
Frame, Scrub Head, 7-4
Frame, Scrubber Head, 6-12
Frame, Side Squeegee, L.H., 6-13, 8-16
Frame, Side Squeegee, R.H., 6-12, 8-16
Frame, Spray Deflector, 7-11, 7-13
Frame, Tractor, 6-6
Fuse, 015a, Glass Tube, 32vdc, 0.25d, 8-9
Fuse,10A,7-5
Fuse, 120 A, 6-33
Fuse, 15 A, 6-33, 8-3, 8-8, 8-9
Fuse, 200 A, 6-33
Fuse,50A,6-33
Home
Find...
Go To..

CROSS REFERENCE
550E MM149 (10--10)
10-10
G
Gasket, Access Cover, 7-7
Gasket, Air Outlet, 6-2, 6-3
Gasket, Cleaning Solution Tank, 7-11
Gasket, Cleaning Solution, 7-13
Gasket, Control Panel, Side, 6-7
Gasket, Control Panel, 6-7
Gasket, Cover, Sandblast, 6-3
Gasket, Cover, 7-9
Gasket, Debris Screen, 7-7, 7-9
Gasket, Door, Clean--Out, 6-3
Gasket, Door, 6-2, 6-3, 6-57, 6-59, 7-7,
7-9, 7-11
Gasket, Front Chain Cover, 6-19
Gasket, Front Suction Tube, 6-2
Gasket, Lower Door, 7-13
Gasket, Motor, 6-19, 6-23
Gasket, Oil Fill Cover, 6-19, 6-23
Gasket, Rear Chain Cover, 6-23
Gasket, Rear Suction Tube, 6-2, 6-59, 8-11
Gasket, Sandblast Cover, 6-2
Gasket, Solution Door, 6-2, 6-59
Gasket, Suction Tube, Front, 7-7, 7-9
Gasket, Suction Tube, 8-11
Gasket, Tube, Suc, Front, 6-3
Gasket, Tube, Suc, Rear, 6-3
Gasket, Upper Door, 7-13
Gasket, 6-2, 6-3, 8-13
Gear Kit, 9-4
Geroter, 9-6, 9-7, 9-8
Grip, Handle, 8-6
Grommet, 0.38 in (10 mm) I.D., 6-7
Grommet, 0.63 in (15 mm) I.D., 6-7
Grommet, 1.06 in (27 mm) I.D., 6-7
Grommet, 2 in I.D. (50 mm), 8-8
Grommet, 6-8, 8-3
Guard Kit, Overhead, 8-2
Guard, L.H., 6-63
Guard, R.H., 6-63
Guard, Splash, 6-12, 6-13
Guard, Squeegee, 6-63
Guard, Top, 8-2
Guide, Spring, 6-64
H
Handle Assembly, Complete, 9-9
Handle, Extension, 8-11, 8-13
Handle, Sludge Removal, 8-6
Harness, Hd--Tl [550e], 8-9
Harness, Taillight, Tank [550e], 8-9
Harness, Wire, Brush Motor, 6-41
Harness, Wire, Control Box, 6-41
Harness, Wire, Horn Button, 6-41
Harness, Wire, Horn, 6-41
Harness, Wire, Instrument Panel to Control
Box, 6-41
Harness, Wire, Left Drive Motor, 6-41
Harness, Wire, Lights, 6-41
Harness, Wire, Right Drive Motor, 6-41
Harness, Wire, Seat and Brake Switches,
6-41
Harness, Wire, Soft Start, 6-41
Harness, Wire, Tank Section Auto
Squeegee, 6-41
Harness, Wire, Tractor, Auto Squeegee,
6-41
Harness, Wire, 6-41, 9-11
Headlight Assembly, 8-8
Headlock Replacement Kit, 6-15
Hinge, Seat, 6-8
Holder, Fuse, 7-5
Hook, Chain, 6-12
Hook, Rubber, 8-11
Hook,S,6-8
Hook, 6-13, 7-7, 7-9, 8-13
Hopper Assembly, 6-11
Hopper, Debris, 6-11
Horn Button Assembly, 6-29
Horn, 6-7
Hose and Cuff Assembly, 8-11, 8-13
Hose Assembly, 6-2, 6-25
Hose Assy, Pvc, W/ Cuff, 2.0d, 48.0l, 6-3
Hose Assy, W/1cuff, 1.5d 120l 1.5/, 6-2,
6-3, 6-57, 7-7, 7-9
Hose Kit, Vacuum, SRSr, 6-2
Hose, 180 in (4570 mm), 7-3
Hose, 2 in (50 mm), 7-3
Hose,29in(740mm),7-3
Hose, 4 in (100 mm), 7-3
Hose, 48 in (1213 mm), 7-3
Hose, 49 in (1250 mm), 7-3
Hose, 6 in (150 mm), 7-3
Hose, Flex, Vacuum, 3.0d 20.0l, 6-3
Hose, Flex, Vacuum, 4.0d 41.1l, 6-3
Hose, Flex, Vacuum, 4.0d 54.0l, 6-3
Hose, Hopper, 6-2, 6-11
Hose, Hydraulic, 6-51, 6-53
Hose, Rbr, 2.00id 2.40od 07.5l, 6-3
Hose, Rear Squeegee Suction, 6-59, 7-11,
7-13
Hose, Recovery Tank Drain, 6-57, 7-7, 7-9
Hose, Solution Level, 6-57
Hose, Solution, 6-17
Hose, Squeegee, 6-2
Hose, Vacuum Fan Exhaust, 7-7
Hose, Vacuum Fan, 6-57
Hose, Vacuum, 7-9
Hose, 7-3
Housing Rep.Bysk1924, 8-9
Housing Assembly, Bearing, 6-55
Housing, Bearing, 6-19, 6-23, 6-25
Housing, Filter Mounting, 7-11, 7-13
Housing, Front, 6-25
Housing, Pivot, 6-55
Housing, Pump, 9-3
Housing, Rear, 6-25
Housing, Steering Column, 6-6
Hub Kit, 9-4
Hub, Brush Drive, 6-23
Hub, Brush, 6-19, 6-20, 6-21
Hub, Wheel, 6-62
I
Idler Assembly, Front Scrub Brush, 6-20
Idler Assembly, Rear Brush, 6-21
Impeller, 6-25
Inlet Section, 9-9
Insulation, Back Panel, 6-9
Insulation, Dash Panel, 6-9
Insulation, Side Access Door, 6-9
Insulation, Side Kick, Panel, 6-9
Insulation, Side Panel, 6-9
Insulation, Top Access Door, 6-9
Insulation, 6-25
Insulator, Fuse Block, 6-33, 6-34
Insulator, Panel & Switchboard, 6-31
Insulator, Panel, 6-33
Insulator, 6-8
Isolator, Vibration, 6-19, 6-23
K
Key, Ignition, 6-30
Key, Square, 6-19, 6-23, 6-25, 6-27
Key, Woodruff, 6-19, 6-23
Kit, Maint, 800hr, 6-3
Knob, Adjusting, 6-19
Knob, Brush Adjusting, 6-23
Knob, Door Latch, 6-57, 6-59, 7-9, 7-13
Knob, 6-11, 6-15, 6-17, 7-4, 7-5
L
Label, 72V, 6-8
Label, Brush Switch, 6-30
Label, Danger Keep Out, 7-9
Label, Fan Suction, 7-9
Label, Fill Tank, 7-13
Label, Headlock, 6-15
Label, Info, Battery, 15a, 8-9
Label, Jack Only On Pad, 7-9
Label, Parking Brake, 6-7
Label, SRS Cleaning Solution, 7-13
Label, SRS, 7-9
Label, Stripe, R.H., 6-59
Label, Tire Pressure, 6-7
Lamp Assembly, Headlight, 8-8, 8-9
Latch, Band, 6-13, 6-57
Latch, Cam Lock Band, 6-12
Latch, Door, 6-6, 6-12, 6-13
Latch, Hopper, 6-11
Leg, Front, L.H., 8-2
Leg, Front, R.H., 8-2
Leg, Rear, L.H., 8-2
Leg, Rear, R.H., 8-2
Lens, Light, Amber, 8-3
Lens, Light, Blue, 8-3
Lens, Light, Red, 8-3
Lever Assembly, Solution Control, 6-17
Lever, Brake, 6-61
Lever, Hand Brake, 6-44
Lever, Headlock, 6-15
Lift, Scrub Head, 6-15
Light Assembly, Panel, 8-8, 8-9
Light Kit, Hd--Tl, Ci [550e], 8-9
Home
Find...
Go To..

CROSS REFERENCE
10-11
550E MM149 (10--10)
Light Kit, Operating, SRS, 8-8, 8-9
Light Kit, Operating, 8-8
Light Kit, Revolving, 8-3
Light, Panl, 36vdc, Clr [28v Lamp], 8-9
Light, Revolving, Amber, 8-3
Light, Revolving, Blue, 8-3
Light, Revolving, Red, 8-3
Link, Brush Lift, 6-19, 6-23
Link, Centering, 6-10
Link, Chain Connecting, 6-19, 6-23
Link, Control, 6-10
Link, Rear Drag, 6-65
Link, 6-65
Linkage Kit, Handle, 9-9
Lip, Hopper, 6-11
Lock, Knob Adjusting, 6-23
Lock, Knob, Adjusting, 6-19
M
Manual Pkg, 550E, 8-17
Manual, Cd--Rom, Oprtr & Parts, All (NA),
8-17
Mat, Floor, 6-7
Meter, Hour, 6-30
Mirror Kit, 8-14
Mirror, Rear View, 8-14
Molding, Control Panel, 6-7
Molding, Cover, Pump, 7-3
Molding, Dash Panel, 6-7
Molding, Rigid, 11.5 in (290 mm), 6-7
Molding, Rigid, 22.0 in (560 mm), 6-7
Molding, Rigid, 3.0 in (75 mm), 6-7
Molding, Rigid, 7.5 in (190 mm), 6-7
Motor (See Breakdowns) (Replaced by
03463), 6-27
Motor Assembly (See Breakdowns), 6-19,
6-23
Motor, Electric (replaced by 03463), 9-11
Motor, Electric (See Breakdowns)
(Replaced by 1061174), 6-39
Motor, Electric (See Breakdowns), 6-27
Motor, Electric, Drive, 6-39
Motor, Electric, Front, 9-11
Motor, Electric, Rear, 9-11
Motor, Electric, 9-11, 9-12
Motor, Gear, 9-2
Mount Kit, Caster, 6-65
Mount, Caster, 6-65
Mount, Hydraulic Brake, 6-39
Mount, Squeegee Wand, 8-11, 8-13
Mount, Wand Hose, L.H., 8-11, 8-13
Mount, Wand Hose, R.H., 8-11, 8-13
N
Nozzle Wldt, Suc, 6-11
Nozzle, Hopper, 6-11
Nozzle, Spray, 7-4
Nozzle, Squeegee, 8-11, 8-13
Nut, Adjustment, 6-44
Nut, Hex, Flng, .25--20, 8-9
Nut, Lock, 6-55
Nut, Locking, 6-57, 6-59, 7-9, 7-13
Nut, Low Crown, 6-25
Nut, Nylon, 6-55
Nut, Slotted Hex, 6-25, 6-55, 6-62
Nut, Slotted, 6-15
Nut, Solenoid, 9-9
Nut, Speed, 7-11
Nut, Stainless Steal, 6-57
Nut, Stainless Steel, 6-59, 7-9, 7-13
Nut, Strain Relief, 6-33
Nut, Wheel, 6-42, 6-60
Nut, 6-15, 6-17, 6-19, 6-23, 6-29, 6-64,
6-65, 7-3
O
O--Ring, 6-39, 9-4
O--ring, 6-55
Oval, TENNANT, 6-6
P
Pad, Brake, 6-43
Pad, Step, 6-7
Pan, Floor, 6-7
Panel Light Assembly, 8-8
Panel, Back, 6-7
Panel, Flow Tube Mounting Cover, 7-11,
7-13
Panel, Front, 7-5
Panel, Side Kick, 6-7
Panel, 6-7
Pedal, Brake, 6-43
Pedal, Foot Speed, 6-10
Performance Package, 400 Hour, 6-2
Pin, Articulating Locking, 6-55
Pin, Clevis, 6-10, 6-11, 6-15, 6-19, 6-23,
6-43, 6-44, 6-61, 6-62, 6-65, 6-66,
7-11
Pin, Cotter, 6-15, 6-19, 6-23, 6-55, 6-65
Pin, Door Locking, 6-12, 6-13
Pin, Roll, 6-8, 6-10, 6-12, 6-13, 6-15, 6-20,
6-21, 6-43, 6-65, 6-66
Pin, 9-6, 9-7, 9-8
Pivot, Adjuster, 6-64
Pivot, Door Hinge, 6-57, 6-59, 7-9, 7-13
Pivot, Headlock, 6-15
Pivot, Shaft, 6-55
Plate, Bumper, 6-63
Plate, Door, 6-57, 6-59, 7-9
Plate, Light Mounting, 8-3
Plate, Lower Door, 7-13
Plate, Mounting, Wand Hose, 8-11
Plate, Mounting, 6-15
Plate, Pivot, 6-64
Plate, Pump, Mounting, 7-3
Plate, Seat Mount, 6-8
Plate, Upper Door, 7-13
Plate, Valve Mounting, 6-17, 7-3
Plate, Wear, 9-7, 9-8
Plate, 6-15, 6-29, 6-59, 7-10, 7-13
Plug, Brush Drive, 6-19, 6-23
Plug, Brush Idler, 6-20, 6-21
Plug, Expanbable, 1.5D, 7-9
Plug, Expandable, 1.5D, 7-7
Plug, Flushing, 6-17
Plug, Oil Check, 6-19, 6-23
Plug, Plastic, 6-20, 6-21
Plug, Thread, 6-19, 6-23
Plug, Tube, 6-17
Plug, 6-43, 6-57, 7-7, 7-9
Plugbutton, 6-30, 7-5
Plunger [610801], 9-4
Pouch, Manual, 6-8
Power Wheel Assembly, 9-4
Pressure Plate Kit, 9-5
Pump Assy, Water, W/ Connector, 7-3
Pump, Hydraulic (See Breakdowns), 6-45
Pump, Hydraulic, 9-5
Pump, Metering (See Breakdowns)
(Replaced by 9006876), 7-3
Pump, Metering Solution, 9-2
Pump, Solution (See Breakdowns), 7-3
Pump, Solution, 9-3
R
Race, Bearing, 9-6, 9-7, 9-8
Rear Squeegee Assembly, 6-64
Relay, 100 A, 1--DPDT, 6-33
Relay, 100 A, 2--SPDT, 6-33
Relay, 150 A, 1--SPDT, 6-33
Relay, Time Delay, 6-33
Relay, 6-33, 6-34, 9-12, 9-13
Repair Info,Scu, 9-6, 9-7, 9-8
Repair Kit, Brake, 6-43
Repair Kit, Fan Assembly, 6-25
Repair Kit, Solution Pump, 9-3
Replacement Kit, Bellows, 9-2
Replacement Kit, Brake Pad, 6-44
Replacement Kit, Contacts (Replaced by
None), 9-12
Replacement Kit, Contacts, 9-13
Replacement Kit, Tank, 6-57
Replacement Kit, Thumbscrew, 6-59
Replacement Kit, 6-33, 6-34
Resistor, 20 K Ohm, 5 Watt, 6-34
Resistor, 250 Ohm, 20 Watt, 6-34
Resistor, 800 Ohm, 5 Watt, 6-34
Resistor, Center Topped, 6-6
Resistor,6-6,6-8,7-3,7-5
Retainer, Ball, 6-57
Retainer, Blade, 8-16
Retainer, Brush, 6-12, 6-13
Retainer, Chk, 9-6, 9-7
Retainer, Deflector Skirt, 6-11
Retainer, Hopper Lip, 6-11
Retainer, Screw, 7-11
Retainer, Seal, 7-11
Retainer, Squeegee, 8-6
Retainer, Thumbscrew, 7-11
Rim, Tire, 6-42, 6-60
Ring, Hose Adaptor, 6-57
Ring, Retainer, 9-6, 9-7, 9-8
Home
Find...
Go To..

CROSS REFERENCE
550E MM149 (10--10)
10-12
Ring, Retaining, 6-19, 6-20, 6-21, 6-23,
6-25, 6-39, 6-55
Rivet, Pop, 6-8
Rivnut, (0.25 in--20), 8-11
Rivnut, 8-11
Rocker Arm, 9-11
Rod, Adjustment, 6-44, 6-61
Rod, Brake, Push, 6-43
Rod, Control, 6-10
Rod, Door Latch, 6-57, 6-59, 7-9, 7-13
Rod, Seat Spring, 6-8
Rod, Threaded, 6-25, 6-31, 6-33
Rod, Trip, 6-65
Rod, 6-65
S
Screen, Debris, 7-7, 7-9
Screen, 6-59
Screw Set, 9-6, 9-7
Screw, Bleeder, 6-43
Screw, Cap, 6-29
Screw, Hex, .25--20 X 0.75, G5, 8-9
Screw, Hex, 6-12, 6-13, 6-15, 6-55
Screw, Set, 6-19, 6-23, 6-27, 6-39
Screw, Shoulder, 6-25, 6-45
Screw, Socket, 6-20, 6-21, 6-44
Screw, Thumb, 6-64
Screws, Horn Button, Wood, 6-29
Seal Kit, Scu, 9-7, 9-8
Seal Kit, Tank Door, SRSr, 6-2
Seal Kit, Tank Door, 6-2
Seal Kit,Stg, 9-6
Seal Kit, 9-5, 9-9, 9-10
Seal, Door, 6-2, 7-11
Seal, Float Flange, 6-57
Seal, Foam, 6-7
Seal, Suction Tube, 6-57, 7-11, 7-13
Seal, Wheel Hub, 6-62
Seal, 9-4
Seat, Chk Ball, 9-6, 9-7
Seat, 6-8
Service Kit, Cleanout Door, 6-57, 6-59, 7-7,
7-11
Service Kit, Pivot Shaft, 6-55
Shaft And Bearing Kit, 9-5
Shaft Assembly, Brush, 6-20, 6-21
Shaft, Brake, 6-43
Shaft, Brush Drive, 6-19, 6-23
Shaft, Brush, 6-19, 6-23
Shaft, Control, 6-10
Shaft, Fan (Replaced by 03839), 6-25
Shaft, Fan (Replaced by 61256), 6-25
Shaft, Fan, 6-25
Shaft, Pivot, 6-15
Shaft, Squeegee Lift, 6-65
Sheave Replacement Kit, 6-27, 6-45
Sheave, Fan, 6-25
Sheave, Motor, 6-27
Sheave, 6-45
Sheet, Insulator, 6-7
Sheet, Top Sandblast, 6-2
Shield Kit, Switch, Dust, 8-15
Shield, Bearing, 6-20, 6-21
Shield, Circuit Breaker, Dust, 8-15
Shim, 0.003 in (0.07 mm), 6-25
Shim, 0.005 in (0.12 mm), 6-25
Shim, 0.010 in (0.25 mm), 6-25
Shim, 0.020 in (0.50 mm), 6-25
Shim, 0.060 in (1.52 mm), 6-25
Shim, 16 Ga., 6-44, 6-62
Shim, 20 Ga., 6-44, 6-62
Shim, Bearing Bracket, 0.06 in (1.5 mm),
6-19
Shim, Bearing Bracket, 0.06” (1.5 mm),
6-20
Shim, Bearing Bracket, 0.12 in (3 mm),
6-19
Shim, Bearing Bracket, 0.12” (3 mm), 6-20
Shim, 6-25
Shroud, Front, 6-6
Skirt, Deflector, 6-11
Skirt, 6-2
Sleeve, Bearing, 6-64, 6-65
Sleeve, Brake Disc, 9-4
Sleeve, Brake Lever, 6-44
Sleeve, Connector Spacing, 6-33
Sleeve, Hydraulic Hose, 6-51, 6-53
Sleeve, Knob, 6-23
Sleeve, Nylon, 6-55
Sleeve, 6-8, 6-11, 6-15, 6-25, 6-29, 6-61,
6-65
Slide, L.H., 6-23
Slide, R.H., 6-21
Socket, Transistor, 6-34
Solution Control Lever Assembly, 7-3
Spacer Plate, 9-6
Spacer, Bearing, 6-10
Spacer, Brake Disc, 6-62
Spacer, Brake, 6-44, 6-61
Spacer, Isolator, 6-23
Spacer, Motor, 6-19, 6-23
Spacer, Seat Adjuster, 6-8
Spacer, Spring, 6-23
Spacer, Switch, 7-3
Spacer, 6-25, 8-11, 9-6, 9-7
Spindle, Adjusting, 8-13
Spindle, 8-11
Spline, Power Wheel, 9-4
Spring Kit, Scu, 9-8
Spring Kit, Scu, 9-6, 9-7
Spring, Brake Cable, 6-44
Spring, Brush, 9-11
Spring, Centering, 6-10
Spring, Compressed, 6-19, 6-23
Spring, Tension, 6-25
Spring, 6-8, 6-11, 6-15, 6-29, 6-44, 6-62,
6-65
Sprocket, Brush Drive, 6-19, 6-23
Sprocket, Motor Drive, 6-19, 6-23
Squeegee Assembly, L.H., 6-13
Squeegee Assembly, Right Side, 6-12
Squeegee Blades Kit, Rear, 6-2
Squeegee Blades Kit, Side, 6-2
Squeegee Wand Kit, SRSr, 8-13
Squeegee Wand Kit, 8-11
Squeegee, 8-6
Standoff, Mounting Bracket, 6-34
Steer Control, Hyd #4 04.5 1300, 9-8
Steer Control, Hyd #4 05.9 150, 9-7
Steer Control, Hyd 3 6.2 1000, 9-6
Strainer, Suction, 7-4
Strip, Backup, 6-3, 6-12, 6-13, 8-16
Strip, Cable Mounting, 6-17, 7-3
Strip, Rear Backup, 6-2
Strip, Rear, Backup, 6-65
Strip, Short Terminal, 6-34
Strip, Spring, 6-65
Strip, Terminal, 6-31, 6-33
Strip, 6-44, 6-61, 7-11
Stud, Caster, 6-65
Stud, Door Latch, 6-57, 6-59, 7-9, 7-13
Stud, 6-10, 6-15, 6-62, 9-4
Support Assembly, Lower Bearing, 6-55
Support, Lower Bearing, 6-55
Switch, Cleaning Solution Metering, 7-5
Switch, Ignition, 6-30
Switch, Micro, 6-8
Switch, Press, Lamp, Stop, 2pm, 8-9
Switch, Pushbutton, 6-30
Switch, Roller, 6-65
Switch, Solution Pump, 7-3
Switch, Toggle, 03a Spst, Off / On, 8-9
Switch, Toggle, 6-30, 8-3, 8-8, 8-9, 8-11,
8-13
Switch, 6-10, 6-44, 6-65, 8-8, 8-9
T
Tab, 45_, 6-31
Tab, Terminal, 90_, 6-31
Tab, Terminal, 8-8, 8-9
Taillight Assy, 24/48vdc, Led, 8-9
Taillight Assembly, 8-8, 8-9
Tank Replacement Kit, 7-7, 7-11
Tank, Detergent, 7-11, 7-13
Tank, Solution and Recovery, SRS, 7-9
Tank, 6-57
Tee, Barbed, 8-7
Tee, Plastic, 6-17
Tee, 6-43, 7-3
Terminal, 2 Tab, 6-31, 6-33
Terminal, Quick--disconnect, 8-3, 8-11
Terminal, Tab, .25 06stud .82l, 8-9
Thumbscrew Replacement Kit, 6-57, 7-7,
7-11
Thumbscrew, Filter Hold Down, 7-11, 7-13
Tie, Cable 11 in (280 mm), 6-31
Tie, Cable 15 in (380 mm), 6-31
Tie, Cable 7 in (180 mm), 6-33
Tie, Cable, 11 in (280 mm), 6-33, 6-55
Tie, Cable, 14.75 in (375 mm), 6-7
Tie, Cable, 15 in (380 mm), 6-33, 6-44
Tie, Cable, 6.7 in (170 mm), 8-8
Tie, Cable, 6.75 in (171.5 mm), 6-34
Tie, Cable, 7.31 in (185 mm), 6-33
Tie, Cable, Nyl, 07.3l .19w 1.8 Max D, 8-9
Tie, Cable, 8-8, 8-9
Timer, 6-33
Home
Find...
Go To..

CROSS REFERENCE
10-13
550E MM149 (10--10)
Tire (Replaced by 48893), 6-42
Tire (Replaced by 48894), 6-60
Tire and Wheel Assembly, Rear (Replaced
by 48894), 6-60
Tire and Wheel Assembly, Rear, 6-60
Tire Assembly, Front (Replaced by 48893),
6-42
Tire Assembly, Front, 6-42
Tire Assy, Foam, 8.75--16.5 9.5bc/9bolt,
8-14
Tire Assy, Foam, 8.75--16.5 [45psi], 8-14
Tire, 6-42, 6-60
Tool Assembly, Sludge Removal, 8-6
Transistor, 6-34
Tube, Brake Line, L.H., 6-43
Tube, Brake Line, R.H., 6-43
Tube, Brake Line, 6-43
Tube, Connector, 6-17
Tube, Front Suction, 6-57, 7-9
Tube, Rear Squeegee Suction, 6-59, 7-11,
7-13
Tube, Splice, 6-39, 9-11
Tube, Spreader, 6-17
Tube, Suction, Front, 7-7
Tube, Suction, 8-11
U
U--Bolt, 8-3
U--bolt, 6-15
V
V--Belt, 6-25
V--belt, 6-45
Valve Kit, Pump, 9-2
Valve Replacement Kit, Water, 6-17
Valve Section, Manual, 9-9
Valve Section, 9-9
Valve, Hydraulic Solenoid (See
Breakdowns), 6-46
Valve, Hydraulic, Solenoid, 9-9
Valve, Tire, Air, 6-60
Valve, Tire, 6-42
Valve, Water Replacement Kit, 7-4
Valve, Water, 6-17, 7-4, 8-7
Video, Operator, 550, 8-17
Voltmeter, 6-30
W
Wafer, Insulating, 6-34
Washer, Rubber Seal, 7-9
Washer, Rubber Seal, 7-13
Washer, Belleville, 6-20, 6-21, 6-66
Washer, Cleanout Door Retaining, 6-57
Washer, Dished, 8-8, 8-9
Washer, Fiberglide, 6-65
Washer, Flat, 6-10, 6-55, 6-64
Washer, Lock, 6-55
Washer, Nylon, 6-17
Washer, Rubber Seal, 7-11
Washer, Rubber, (Located Inside Tank),
6-59
Washer, Sealing, 6-57, 7-7, 8-11, 8-13
Washer, Spacer, 6-55
Washer, Special, 6-25
Washer, Thrust, 6-64
Washer, Wavy, 6-25
Washer, 6-10, 6-12, 6-13, 6-15, 6-19, 6-20,
6-21, 6-23, 6-29, 6-55, 6-62, 6-65,
6-66, 7-3
Wheel Assembly, Power (See
Breakdowns), 6-39
Wheel, Steering, 6-29
Wire Harness, Control Box, 7-14
Wire Kit, Auto Squeegee, Includes Loose
Wires: 246, 247, 258, 259, 6-41
Wire Kit, Auto Squeegee, 6-41
Wire Kit, Control Panel Box, Includes
Loose Wires: 34, 37,38, 40, 41, 42,
44, 46, 48, 49, 50, 54, 56, 57, 58, 59,
60, 64,65, 67,71, 86, 89, 101, 102,
103, 104, 105, 106, 111, 116,117,
118,123, 124, 208, 209, 6-41
Wire Kit, Foot Control, 6-10
Wire Kit, Includes Wires: 143, 165, 166,
169, 177, 178, 8-8, 8-9
Wire Kit, Includes Wires: 143, 165,
166,169,177, 178, 8-8
Wire Kit, Includes Wires: 153, 205, 207,
8-3
Wire Kit, Includes Wires: 154, 155, 156,
157, 158, 159,173, 174, 175, 8-8
Wire Kit, Includes Wires: 154, 155,
156,157, 158, 159, 173, 174, 175,
8-8, 8-9
Wire Kit, Includes Wires: 183, 184, 185,
186, 8-11, 8-13
Wire Kit, Instrument Panel, Includes Loose
Wires: 4, 5, 12,13, 14, 15, 24, 25, 52,
69, 70, 73, 74, 77, 78, 108, 6-41
Wire Kit, MFR Control, 6-34
Wire Kit, MFR, Includes Wires: 39, 68, 81,
82, 83, 84, 85 92, 135, 136,137, 139,
140, 141, 142, 145, 146,147, 148,
6-34
Wire, 212, 6-41
Wire, 213, 6-41
Wire, 214, 6-41
Wire, Resistor, 6-6
Wrap, Hose, 6-55
Wrap, Steering, L.H. (Replaced by none),
6-6
Wrap, Steering, R.H. (Replaced by none),
6-6
Home
Find...
Go To..

CROSS REFERENCE
550E MM149 (10--10)
10-14
Home
Find...
Go To..

We Need Your Help...
As part of Tennant’s Zero Defects Program, we want to know about errors you have
found or suggestions you may have regarding our machine manuals. If you find an
error or have a suggestion, please complete this postage-paid form and mail it to us.
Thank you for helping us make zero defects a way of life at Tennant.
Manual No. Rev. No. Publish Date Page
Machine -Report Error -Suggestion
Name Date
Customer Number
Company
Address
City/State/Zip Code
Home
Find...
Go To..

Tape hereFold along dotted lines
NO POSTAGE
NECESSARY
IF MAILED
IN THE
UNITED SATES
BUSINESS REPLY MAIL
FIRST CLASS MAIL PERMIT NO. 94 MINNEAPOLIS, MN
POSTAGE WILL BE PAID BY ADDRESSEE
Technical Publications #15
701 North Lilac Drive
P.O. Box 1452
Minneapolis, MN 55440--9947
TENNANT COMPANY
Home
Find...
Go To..

We Need Your Help...
As part of Tennant’s Zero Defects Program, we want to know about errors you have
found or suggestions you may have regarding our machine manuals. If you find an
error or have a suggestion, please complete this postage-paid form and mail it to us.
Thank you for helping us make zero defects a way of life at Tennant.
Manual No. Rev. No. Publish Date Page
Machine -Report Error -Suggestion
Name Date
Customer Number
Company
Address
City/State/Zip Code
Home
Find...
Go To..

Tape hereFold along dotted lines
NO POSTAGE
NECESSARY
IF MAILED
IN THE
UNITED SATES
BUSINESS REPLY MAIL
FIRST CLASS MAIL PERMIT NO. 94 MINNEAPOLIS, MN
POSTAGE WILL BE PAID BY ADDRESSEE
Technical Publications #15
701 North Lilac Drive
P.O. Box 1452
Minneapolis, MN 55440--9947
TENNANT COMPANY
Home
Find...
Go To..