Sweepscrub American Lincoln 3366 Rider Floor Sweeper Parts List User Manual
2017-10-16
User Manual: Sweepscrub American-Lincoln-3366-Rider-Floor-Sweeper-Parts-List american-lincoln-3366-rider-floor-sweeper-parts-list 2290 file product_file sweepscrub
Open the PDF directly: View PDF
.
Page Count: 156 [warning: Documents this large are best viewed by clicking the View PDF Link!]

PARTS LIST
3366/3366XP
POWER SWEEPER
Beginning with Serial No. 585682
READ THIS BOOK
All directions given in this book are as seen from the operator's position at the rear of the machine.
For new books, write to: American-Lincoln, Inc., 1100 Haskins Road, Bowling Green, Ohio 43402
This book has important information for the use and safe operation of this machine. Failure
to read this book prior to operating or attempting any service or maintenance procedure to
your machine could result in injury to you or to other personnel; damage to the machine or to
other property could occur as well. you must have training in the operation of this machine
before using it. If you or your operator (s) cannot read English, have this manual explained
fully before attempting to operate this machine.
Si Ud. o sis operadores no pueden leer el Inglés, se hagen explicar este manual completamente
antes de tratar el manejo o servicio de esta máquina.
PL28600145 1996 American-Lincoln Printed in the U.S.A.
UL
®
ISO 9001
FILE A2287
#
American-Lincoln®
®

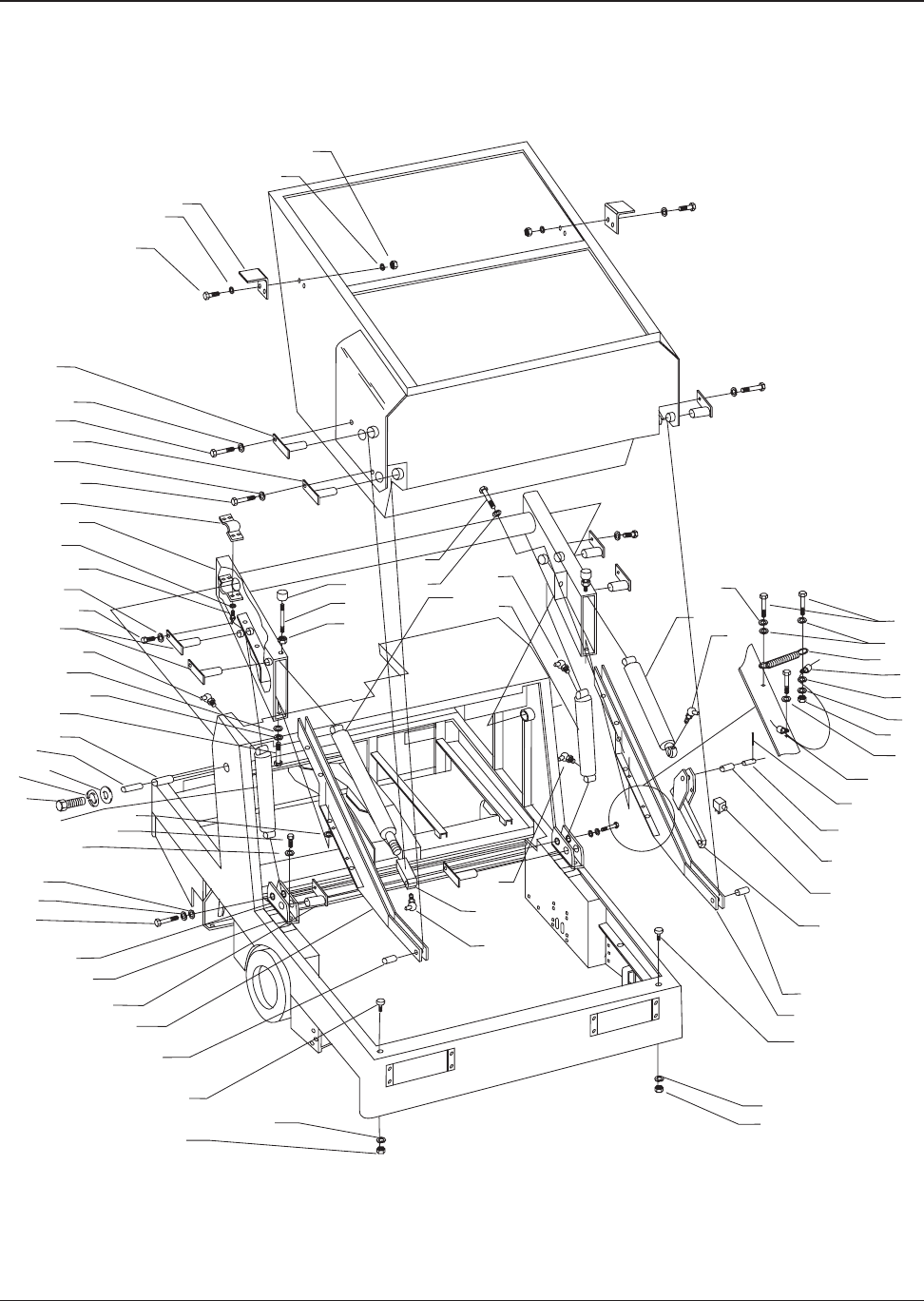
American-Lincoln 2-1
3366XP
Driver Compartment ................................................................................................................................. 2-2
Frame, Broom Door, & Flaps ................................................................................................................... 2-4
Control Panel & Horn .............................................................................................................................. 2-6
Hopper Lid & Filter System ..................................................................................................................... 2-8
Hopper Lift System (Variable Dump) ........................................................................................................ 2-10
Hopper Lift System (Low Dump) .............................................................................................................. 2-12
Steering Gear & Rear Drive System ........................................................................................................ 2-14
Forward/Reverse Control ......................................................................................................................... 2-16
Brake & Front Wheel Assembly .............................................................................................................. 2-18
Brake Control Linkage ............................................................................................................................. 2-20
Main Broom Lift Mechanism .................................................................................................................... 2-22
Main Broom ............................................................................................................................................ 2-24
Side Broom ............................................................................................................................................. 2-26
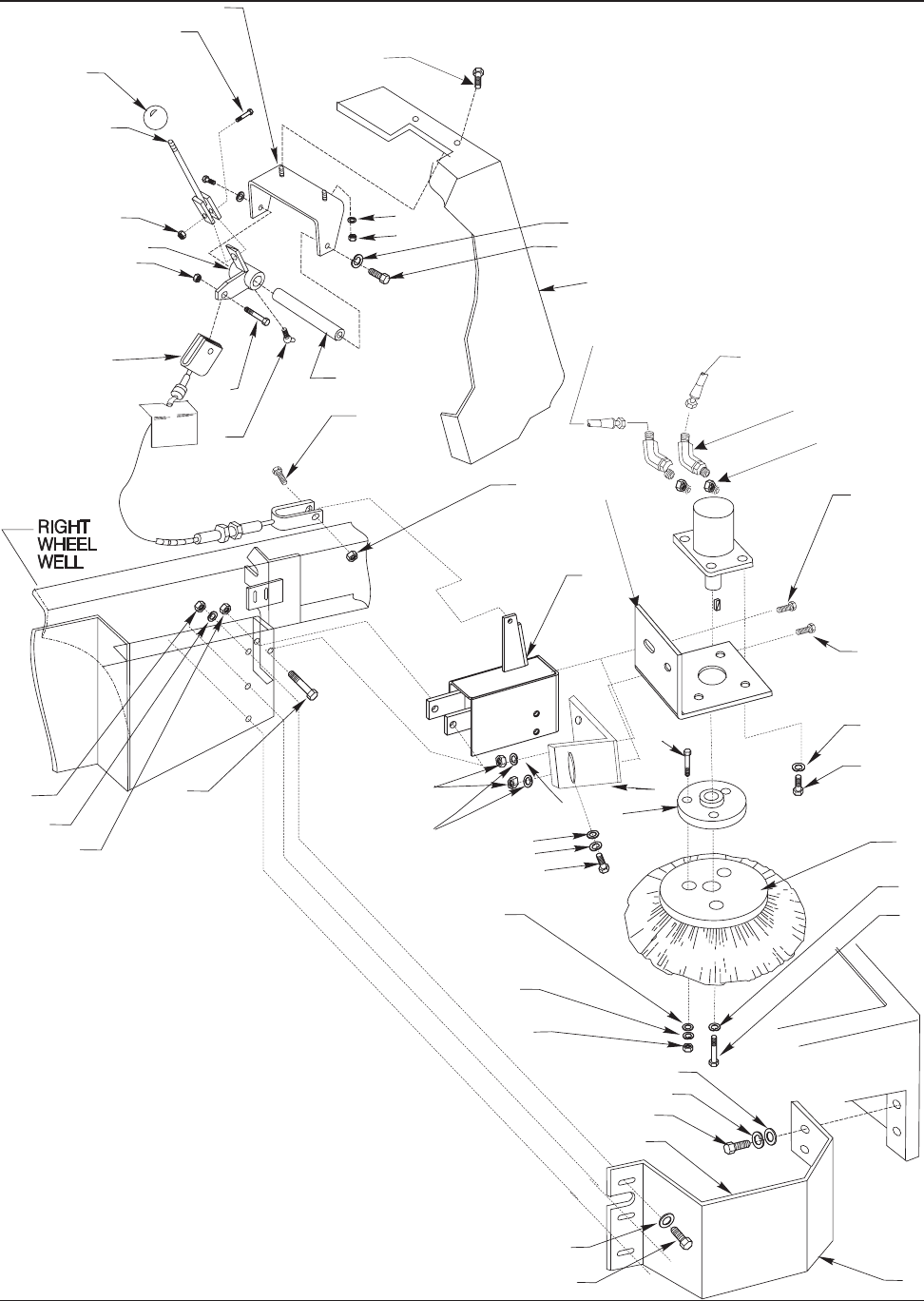
Auxiliary Pump & Fittings ....................................................................................................................... 2-28
Main Pump & Fittings ............................................................................................................................. 2-29
Impeller & Fittings ................................................................................................................................... 2-30
Control Valve & Fittings (Variable Dump) ................................................................................................. 2-32
Control Valve & Fittings (Low Dump) ....................................................................................................... 2-33
Rear Drive Motor & Fittings ..................................................................................................................... 2-34
Main Broom Motor & Fittings .................................................................................................................. 2-35
Side Broom Motor & Fittings ................................................................................................................... 2-36
Lift, Rotation & Dump Cylinders w/ Fittings (Variable Dump).................................................................... 2-37
Dump Cylinders w/ Fittings ..................................................................................................................... 2-38
Lift Cylinder Lock-out Valve & Fittings ..................................................................................................... 2-39
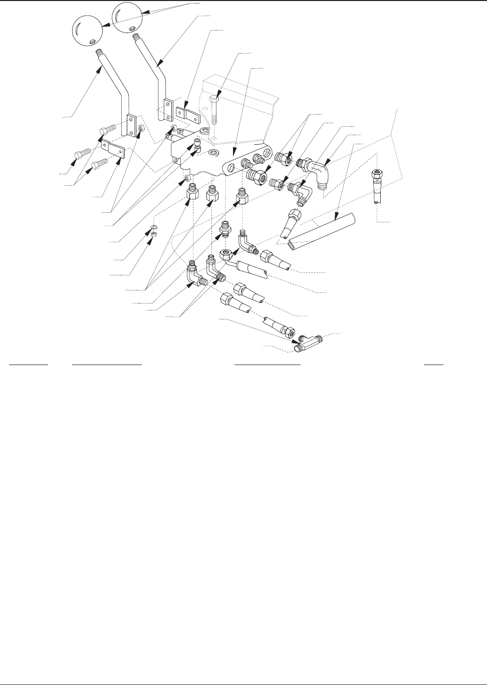
Auxiliary Manifold & Fittings .................................................................................................................... 2-40
Return Manifold Assembly (Variable Dump) ............................................................................................. 2-41
Return Manifold Assembly (Low Dump) ................................................................................................... 2-42
Hydraulic Oil Cooler ................................................................................................................................ 2-43
Hydraulic Reservoir & Fittings ................................................................................................................. 2-44
Engine Cover ........................................................................................................................................... 2-46
Ford VSG 413 Engine ............................................................................................................................. 2-48
Throttle & Choke Linkage (Ford VSG 413) ............................................................................................... 2-50
Intake System (Ford VSG 413) ............................................................................................................... 2-51
Ford VSG 425 Engine ............................................................................................................................. 2-52
Throttle & Choke Linkage (Ford VSG 425) ............................................................................................... 2-54
Intake System (Ford VSG 425) ............................................................................................................... 2-55
Perkins 104.19 Diesel Engine ................................................................................................................. 2-56
Air Intake System (Diesel) ...................................................................................................................... 2-58
Fuel & Water Extractor ........................................................................................................................... 2-59
Exhaust System ..................................................................................................................................... 2-60
Radiator & Shroud ................................................................................................................................... 2-62
Fuel Tank & Line ..................................................................................................................................... 2-63
Instrument Panel ..................................................................................................................................... 2-64
Hydraulic Hose System (Variable Dump) ................................................................................................. 2-66
Hydraulic Hose System (Low Dump) ....................................................................................................... 2-68
Ford VSG 413 Wiring .............................................................................................................................. 2-70
Ford VSG 425 Wiring .............................................................................................................................. 2-72
Perkins 104.19 Wiring ............................................................................................................................. 2-74
Decals .................................................................................................................................................. 2-76
TABLE OF CONTENTS - CHAPTER 2

2-2 American-Lincoln
3366XP
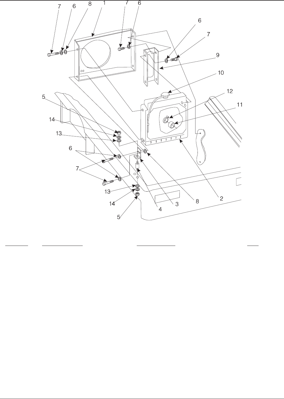
KEY NO. PART NUMBER DESCRIPTION QTY
1 8-89-04014 Weights 9
2 2-00-00427 Flat Washer, .875 x .515 x .062 2
3 2-00-04936 Nut, Hex Fiber Insert 1/2 - 13 1
4 7-23-03113 Fastener 1/4 Turn 3
5 8-08-00816 Switch Bracket 1
6 2-00-00407 Flat Washer, .562 x .265 x .062 1
7 2-00-00518 Lock Washer, Helical Spring 1/4 Med 3
8 2-00-00221 Screw, 1/4 - 20 x .750 HHC 9
9 2-00-00602 Nut, Hex MS #8-32 2
10 2-00-00529 Lock Washer, Helical Spring #8 Med 2
11 8-82-00058 Hopper Switch 1
12 2-00-03061 Screw, #10-24 x .500 THM 2
13 8-52-00140 Seat Deck Panel 1
14 2-00-00518 Lock Washer, 1/4 4
15 2-00-00183 Screw, 1/4 - 20 x .750 THM 4
16 2-00-02312 Lock Washer, Helical Spring 1/2 Med 1
17 2-00-00239 Screw, 1/2 - 13 x 1.000 HHC 1
18 2-00-03575 Carriage Bolt, 1/4-20 x .750 4
19 8-16-07334 Cover 1
20 7-23-03106 Retainer Washer 3
21 8-19-08042 Battery Access Door 1
22 2-00-00594 Nut, Hex 1/4 - 20 x .437 x .218 9
23 8-33-05112 Operator’s Compartment 1
24 8-08-00588 Battery Hold Down Bracket 1
25 0875-008 Battery (Gas/LP) 1
0875-057 Battery (Diesel)
26 7-23-03108 Receptacle 3
27 8-08-07045 Edging 4
28 2-00-00203 Screw, 1/4 - 20 x 1.50 HHC 4
29 8-65-00024 Hose Clamp 2
30 8-75-01116 Spacer, .312 x .250 x .875 4
31
32 2-00-04914 Screw, 1/2 - 13 x 4.250 HHC 1
C-0105-1
DRIVER COMPARTMENT - PARTS LIST

American-Lincoln 2-3
3366XP
1
2
3
4
4
6
7
8
6
6
6
6
7
7
7
7
8
7
8
8
9
10
11
8
13
14
15
16
17
19
18
20
20
20
21
22
22
22
23
24
25
26
27
28
7
29
30 31
32
2
26
26
5
12
14
22
C0105A
DRIVER COMPARTMENT - EXPLODED VIEW

2-4 American-Lincoln
3366XP
KEY NO. PART NUMBER DESCRIPTION QTY
1 2-00-04877 Screw, 1/4 - 20 x 1.000 6
2 2-00-00501 Lock Washer, 1/4 Int. 16
3 8-08-00614 Headlight Bracket 4
4 8-27-07118 Frame 1
5 8-41-00032 Broom Door Latch 2
6 8-19-08054 Broom Chamber Door (L.H.) 1
7 2-00-00529 Lock Washer, Helical Spring #8 Med 8
8 2-00-01081 Screw, #8 - 32 x .500 T/C RH 8
9 8-25-08185 Broom Chamber Door Inner Flap 2
10 8-13-07105 Broom Door Flap Clamping Plate 2
11 2-00-00233 Screw, 3/8 - 16 x 1.000 HHC 2
12 2-00-02310 Lock Washer, Helical Spring 3/8 Med 2
13 2-00-00402 Flat Washer, .750 x .390 x .093 2
14 8-52-00156 Front Skirt 1
15 2-00-00205 Screw, 1/4 - 20 x .750 HHC 16
16 2-00-00518 Lock Washer, Helical Spring 1/4 Med 17
17 2-00-01676 Flat Washer, 1.062 x .265 x .062 18
18 8-25-08174 Flaps, Wheel Well 2
19 8-13-07098 Clamp, Wheel Well Flap 2
20 2-00-00240 Screw, 1/2-13 x 1.250 HHC 3
21 2-00-00594 Nut, Hex, 1/4 - 20 x .437 x .218 5
22 8-13-07097 Plate, Broom Flap Clamping 1
23 8-25-08173 Rear Broom Flap 1
24 8-13-07100 Broom Flap Deflector (Rear) 1
25 8-25-08172 Rear Broom Flap 1
26 2-00-04159 Flat Washer, 9/16 I.D. 3
27 2-00-00078 Screw, 1/4 - 20 x 1.000 HHC 8
28 2-00-03702 Flat Washer, .625 x .281 x .062 18
29 8-19-08053 Broom Chamber Door (R.H.) 1
30 8-68-05073 Broom Chamber Seal 2
31 8-25-08184 Flap, Broom Door Outer 2
32 2-00-00596 Nut, Hex 1/2 - 13 x .750 x .437 3
33 2-00-02196 Carriage Bolt, 1/4-20 x 1.000 9
34 2-00-01752 Nut, 1/4-20 Fiber Lock 36
35 2-00-02312 Lock Washer, Helical Spring 1/2 Med 3
36 8-32-00043 Hinge, Plated 2
37 8-41-00047 Latch 2
Broom Door Flaps Kit: 0880-562
C-0106
FRAME, BROOM DOOR, & FLAPS - PARTS LIST

American-Lincoln 2-5
3366XP
33
37
27
36
26
C-0106/9608
FRAME, BROOM DOOR, & FLAPS - EXPLODED VIEW

2-6 American-Lincoln
3366XP
KEY NO. PART NUMBER DESCRIPTION QTY
1 8-33-05111 Instrument Housing 1
2 2-00-00407 Flat Washer, .562 x .265 x .062 12
3 8-13-07087 Clip 2
4 2-00-00221 Screw, 1/4 - 20 x .750 HHC 19
5 8-52-00157 Kickboard Panel 1
6 2-00-00518 Lock Washer, Helical Spring 1/4 Med 17
7 8-58-05224 Face Plate - Instrument Compartment 1
8 8-58-05265 Face Plate - Main Broom Control 1
9 2-00-03061 Screw, #10 - 24 x .500 THM 3
10 2-00-00605 Nut, Hex MS #10 - 24 x .375 x .125 9
11 2-00-00519 Lock Washer, Helical Spring #10 Med 9
12 8-58-05222 Backing Plate - Brush Control Lever 1
13 8-32-09013 Horn 1
14 2-00-00208 Screw, 5/16 - 18 x .750 HHC 1
15 2-00-00530 Lock Washer, Helical Spring 5/16 Med 1
16 2-00-00585 Nut, Hex 5/16 - 18 x .500 x .265 1
17 2-00-00686 Wrench, 3/4 - 9/16 1
18 2-00-03466 Screw, #10 - 16 x .500 T/F RH 13
19 2-00-04794 Screw, #10-24 x .625 2
20 2-00-00594 Nut, Hex 1/4 - 20 x .437 x .218 8
21 2-00-00426 Flat Washer, .500 x .218 x .062 3
22 7-39-00017 Knob 1
23
24 8-08-00752 Bracket 1
25 2-00-01246 Nut, Hex Fiber Insert #10-24 4
26 7-14-07006 Clevis Assembly 1
27 8-41-05074 Throttle Lever 1
28 2-00-01246 Nut, Hex #10-24 Fiber Lock 4
29 7-25-02050 Rod End 1
30 2-00-00626 Nut, #10-32 Hex 1
31 2-00-00633 Nut, 1/4-18 Fiber Lock 1
32 2-00-03702 Flat Washer, .625 x .281 x .062 2
33 8-13-07094 Clamp 1
34 8-08-00735 Bracket, Cable 1
C-0107
CONTROL PANEL & HORN - PARTS LIST

American-Lincoln 2-7
3366XP
C-0107/9608
CONTROL PANEL & HORN - EXPLODED VIEW

2-8 American-Lincoln
3366XP
KEY NO. PART NUMBER DESCRIPTION QTY
1 8-16-07320 Hopper Lid (Lower) 1
2 2-00-04667 Screw, 3/8-16 x 1.250 BHS 11
3 2-00-02310 Lock Washer, Helical Spring 3/8 Med 11
4 8-75-01187 Spacer 2
5 8-16-07319 Cover (Upper) 1
6 8-41-00044 Latch - Low Profile Push Button 2
7 2-95-01929 Setscrew, 1/4 - 20 x .250 HS-CP (Nylok) 2
8 8-89-04019 Shaker Weight 2
9 0860-623 Shaker Motor 2
10 8-80-05032 Latch Arm Stud 1
11 2-00-02371 Nut, Hex Jam 1/2 - 13 x .750 x .312 2
12 8-66-00156 Rocker Pivot Rod 4
13 8-58-05285 Rocker Plate 2
14 8-41-00042 Shaker Frame Latch 2
15 8-50-05056 Rocker Plate Pad 8
16 2-00-00407 Flat Washer, .562 x .274 x .062 29
17 2-00-00641 Nut, Hex Fiber Insert 1/4 - 20 24
18 8-27-07094 Shaker Frame 2
19 8-24-04123-1 Panel Filter 2
8-24-04123-2 POLY Panel Filter Option
20 2-00-00221 Screw, 1/4 - 20 x .750 HHC 11
21 2-00-00518 Lock Washer, Helical Spring 1/4 Med 14
22 8-25-08154 Air Flow Deflector Panel 1
23 8-21-04040 Edging, Right Side Support 1
24 8-57-05019 Deflector Pivot 2
25 8-08-00671 Hopper Stop Bracket 2
26 2-00-00402 Flat Washer, .750 x .390 x .093 7
27 8-08-00701 Frame Lock Bracket 2
28 2-00-04880 Screw, 1/4-20 x .750 BHS 4
30 8-32-06096 Hopper 1
31 8-13-07101 Hopper Side Flap Clamp 2
32 8-25-08180 Hopper Side Flap 2
33 2-00-01246 Nut, Fiber Lock #10 -24 4
34 2-00-04794 Screw, 10-24 x .625 BHS 4
35 8-25-08179 Primary Deflector Flap 1
36 8-79-00111 Strap - Primary Deflector Flap 1
37 2-00-00208 Screw, 1/4 - 18 x .750 HHC 20
38 2-00-00530 Lock Washer, Helical Spring 5/16 Med 12
39 8-13-07084 Bottom Hopper Flap Clamp 6
40 8-25-08177 Hopper Flap - Upper 6
8-25-08178 Hopper Flap - Lower 6
0860-545 Upper & Lower Flaps Kit 1
41 2-00-00220 Screw, 1/4 - 20 x .625 HHC 3
42 8-58-05237 Blower Mating Plate 1
43 8-08-00692 Frame Mounting Bracket (R.H.) 1
44 8-08-00690 Center Frame Mounting Bracket 1
45 8-08-00691 Frame Mounting Bracket (L.H.) 1
46 2-00-00409 Flat Washer, .687 x .343 x .062 4
47 2-00-00644 Nut, Hex Fiber Insert 5/16 - 18 8
48 7-15-01022 Setscrew Collar, .750 x .378 x .375 4
49 8-16-07396 Shaker Motor Cover 2
51 3-73-00060 Bulb Seal Gasket 24’
53 8-08-00668 Hopper Lid Latch Bracket 2
54 2-00-02360 Nut-Hex 3/8 - 16 4
55 8-29-00183 Blower Gasket 1
56 2-00-00234 Screw, 3/8-16 1
C-0115/9710
HOPPER LID & FILTER SYSTEM - PARTS LIST

American-Lincoln 2-9
3366XP
1
6
5
51
2
3
4
7
49
8
9
10
11
12
13
14
15
16
47
47
46
45
3
37
21
20
54
42
16
21
41
43
17
44
37
18
19
20
21
22
24
25
16
28
27
26
56
34
33
40
39
38
37
36
32
31
30
16
C0115/9708
HOPPER LID & FILTER SYSTEM - EXPLODED VIEW

2-10 American-Lincoln
3366XP
KEY NO. PART NUMBER DESCRIPTION QTY
1 8-55-08105 Hopper Dump Pin 1
2 2-00-00518 Lock Washer, Helical Spring 1/4 Med 7
3 2-00-00221 Screw, 1/4 - 20 x .750 HHC 7
4 8-55-08104 Hopper Pivot Pin 2
5 8-13-07103 Pivot Pin Half Clamp 2
6 8-03-04242 Arm Pivot Bracket Assembly 1
7 2-00-02310 Lock Washer, Helical Spring 3/8 Med 12
8 2-00-00234 Screw, 3/8 - 16 x 1.000 HHC 8
9 8-55-08102 Pin (Upper) 4
10 2-00-02558 Lubrication Fitting, 45° 1/8 NPT 4
11 2-00-04159 Flat Washer, 1.375 x .562 x .109 8
12 2-00-02312 Lock Washer, Helical Spring 1/2 Med 8
13 2-00-01254 Screw, 1/2 - 13 x 1.500 HHC 6
14 8-55-08107 Pin (Arm Pivot) 2
15 2-00-04893 Sleeve Bearing, 2.005 x 1.503 x 2.000 2
16 8-17-05029 Lift Cylinder 2
0880-449 Seal Kit for Lift Cylinder 2
17 8-03-04246 Lower Arm 2
18 2-00-04894 Sleeve Bearing, 1.254 x 1.003 x 2.500 2
19 8-14-01010 Clevis, Dump Cylinder 1
20 2-00-00519 Lock Washer, Helical Spring #10 Med 5
21 8-82-00050 Switch Lift Arm Lockout 1
22 2-00-04378 Clip, .281 2
23 2-00-00056 Screw, #10 - 24 x .750 RHM 3
24 2-00-02371 Nut, Hex Hvy. Jam 1/2 - 13 x .875 x .296 2
25 8-80-05014 Stud, 1/2-13 UNF-2A 2
26 7-78-05009 Stop Pad 2
27 8-17-05028 Dump Cylinder 1
0880-451 Seal Kit for Dump Cylinder 1
28 2-00-04967 Screw, 1/2 - 13 x 2.500 HHM 4
29 8-17-05030 Rotation Cylinder 1
0880-450 Seal Kit for Rotation Cylinder 1
30 2-00-02436 Cotter Pin, .187 x 1.750 1
31 8-55-08103 Hopper Rotate Pin 1
32 8-06-01083 Bushing, 1
33 2-00-00240 Screw, 1/4 - 13 x 1.250 HHC 4
34 2-00-00426 Flat Washer, .500 x .218 x .062 3
35 2-00-00605 Nut, Hex MS #10 - 24 x .375 x .125 1
36 8-08-00743 Rotate Cylinder Bracket 1
37 7-76-00050-1 Spring 1
38 2-00-00213 Screw, 5/16 - 18 x .625 HHC 2
39 2-00-00530 Lock Washer, Helical Spring 5/16 Med 2
40 2-00-00409 Flat Washer, .687 x .343 x .062 2
41 8-50-05054 Rubber Pad 2
42 2-00-00596 Nut, Hex 1/2 - 13 2
43 8-55-08102 Pin (Lower) 2
44 8-71-00017 Shim 1
45 8-08-00742 Adjustable Lift Arm Bracket 2
46 2-95-04689 Washer 2
47 2-00-02310 Washer, 3/8 Lock 2
48 2-00-00232 Screw- 3/8-16 x .75 HHC 2
C-0183/9710
HOPPER LIFT SYSTEM (VARIABLE DUMP) - PARTS LIST

American-Lincoln 2-11
3366XP
1
8
47
48
7
46
2
3
4
2
3
5
6
7
8
3
2
9
10
11
12
13
14
41
42
43
15
16
40
39
38
45
44
43
17
18
41
12
42
26
25
24
27
50
19
49
10
29 10 23
20
37
20
34
22
34
20
35
22
30
31
32
21
36
18
17
41
12
42
28
24
16
33
12
11
C-0183/9710
HOPPER LIFT SYSTEM (VARIABLE DUMP) - EXPLODED VIEW

2-12 American-Lincoln
3366XP
KEY NO. PART NUMBER DESCRIPTION QTY
1 8-55-08105 Hopper Dump Pin 1
2 2-00-00518 Lock Washer, Helical Spring 1/4 Med 4
3 2-00-00221 Screw, 1/4 - 20 x .750 HHC 4
4 2-00-04432 Plug Button, 2.093 2
5 8-17-05033 Low Dump Cylinder 2
0880-452 Seal Kit for Low Dump Cylinder 2
6 8-21-04041 Low Dump Lintel Edging 2
7 8-55-08102 Pin 2
8 2-00-00233 Screw, 3/8 - 16 x 1.000 HHC 6
9 8-18-00305 Decal, Warning Pinch Point Ref
10 2-00-00596 Nut, Hex 1/2 - 13 x .750 x .437 6
11 2-00-00240 Screw, 1/2 - 13 x 1.250 HHC 10
12 2-00-04159 Flat Washer, 1/2 6
13 8-14-01010 Clevis 2
14 2-00-02312 Lock Washer, Helical Spring 1/2 Med 10
15 2-00-00402 Flat Washer, .750 x .390 x .093 2
16 2-00-02310 Lock Washer, Helical Spring 3/8 Med 6
17 2-00-02360 Nut, Hex 3/8 - 16 x .562 x .328 6
18 8-18-00314 Decal, Warning Service Precaution Ref
19 8-78-05019 Hopper Stop 2
20 2-00-00598 Nut, Hex Jam 1/2 - 13 x .875 x .296 2
21 8-08-00628 Low Dump Hopper Stop Bracket 2
22 2-00-00596 Nut, Hex 1/2-13 4
23 2-00-00409 Flat Washer, 5/16 2
24 2-00-04894 Sleeve Bearing, 1.254 x 1.003 x 2.500 2
25 2-00-00530 Lock Washer, 5/16 2
26 2-00-00213 Screw, 5/16-18 x 5/8 2
27 8-08-00751 Low Dump Mounting Bracket 2
28 8-55-08104 Hopper Pivot Pin 2
29 7-21-04031 Edging 2
30 2-00-04345 Ty-Rap 2
P-4874/9512
HOPPER LIFT SYSTEM (LOW DUMP) - PARTS LIST

American-Lincoln 2-13
3366XP
HOPPER LIFT SYSTEM (LOW DUMP) - EXPLODED VIEW
8
16
17
17
16
18
8
4
3
2
1
4
28
6
14
27
11
12
25
24
23
22
11
26
12
11
14
10
8
14
10
19
20
21
19
29
20
15
16
17
26
2523
7
14
10
24
12
11
13
P-4874/9512

2-14 American-Lincoln
3366XP
KEY NO. PART NUMBER DESCRIPTION QTY
1 8-11-00022 Steering Wheel Cap 1
2 8-70-05287 Steering Column Assembly 1
3 2-00-00585 Nut, Hex 5/16-18 5
4 8-17-05029 Cylinder 1
5 2-00-04895 Straight Fitting 2
6 2-00-04917 Fitting, (Red) 2
7 8-60-05023 Power Steering Unit 1
8 2-00-04918 Straight Fitting 2
9 2-00-00432 Flat Washer, 3/4 ID 2
10 2-00-00522 Lock Washer, 3/4 ID 1
11 2-00-05136 Screw, 3/4-10 x 2.000 HHC Gr 5 1
12 2-00-00530 Lock Washer, 5/16 Helical Spring 5
13 2-00-02310 Lock Washer, 3/8 Helical Spring 8
14 2-00-00232 Screw, 3/8-16 x .750 HHC 4
15 7-89-08041 Steering Wheel 1
16 8-33-05109 Steering Unit Housing 1
17 2-00-00208 Screw, 5/16-18 x .750 HHC 4
18 8-08-00728 Bracket, Power Steering Unit Mount 1
19 8-15-01003 Collar & Setscrew, .750 1
20 2-00-00209 Screw, 3/8-16 x 1.250 HHC 4
21 8-08-00727 Cylinder Pivot Weldment 1
22 2-00-02360 Nut, Hex 3/8-16 4
23 2-00-05026 Nut, Hex Slotted 1” x 14 1
24 2-00-04892 Fitting, 90<198> Elbow #4 SAE to #4 ORS 2
26 2-00-04803 Pin Cotter 1
27 8-03-04318 Steering Arm 1
28 2-00-01254 Screw, 1/2-13 x 1.25 HHC 6
29 2-00-02312 Lock Washer, 1/2 ID 8
30 2-00-04621 Bearing Race 1
31 2-00-02079 Bearing 1
32 8-58-05269 Pivot Plate 1
33 2-00-05358 Fitting, Swivel 2
34 2-00-04455 Thrust Bearing 1
35 2-00-02558 45° Lube Fitting 1
36 0885-054-1 Hydraulic Motor 1
36a 8-70-00026 Key 1
36b 8-70-00027 Castle Nut 1
0880-237 Shaft Seal Kit for Hydraulic Motor 0885-054-1
0880-238 Motor Seal Kit for Hydraulic Motor 0885-054-1
37 2-00-00256 Set Screw, 1/4-20 x .38 HS-KCP 1
38 8-89-08059 Wheel, Pneumatic 21.50 Dia. 1
39 0860-536 Hub Assy., Rear Wheel 1
8-33-09081 Hub ONLY 1
7-80-05056-1 Studs ONLY 5
40 8-23-03065 Lug Nut - 1/2 - 20 5
41 8-92-00043 Rear Wheel Yoke 1
42 2-00-00518 Lock Washer, 1/4 ID 4
43 8-03-02036 Fitting, Reducer/Expander 2
44 2-00-04976 Fitting, 45° #4 SAE - #4 ORS 1
45 2-00-00594 Nut, Hex 1/4-20 4
46 2-00-00242 Screw, 1/2-13 x 2.750 HHC 4
47 2-00-00596 Nut, Hex 1/2-13 4
48 2-00-03829 Lock Washer, 3/8 Int/Ext 4
49 8-08-00733 Bracket 1
50 2-00-03266 Flat Washer, 3/8 4
51 2-00-00221 Screw, 1/4-20 x .250 2
52 2-00-00409 Flat Washer, 5/16 ID 3
53 2-00-02708 Screw, 5/16 - 18 x 1.000 HHC 1
54 2-00-00776 Cotter Pin - .125 x 1.50 1
55NS 2-00-04345 Ty-Rap 3
56 2-00-04564 Hose Clamp, 13/16 ID 2
57 8-08-00578 Bracket 1
58 8-13-07085 U-Bolt 1/4-20 1
59 2-00-02559 Fitting - Lube 90º 1
60 8-68-05097 Bearing Seal 1
61 8-68-05098 Bearing Seal 1
C-0116/0009
STEERING GEAR & REAR DRIVE SYSTEM - PARTS LIST

American-Lincoln 2-15
3366XP
C0116/9606
1
23
8
6
5
5
4
19
26
23
20
28
29 21
48 50 13 22
53
32
34
3
5256
51
12 49
41 43
44
33
7
12
42
45
57
52
58
14
13
15
2
16
11
10
27
31
30
45
42
54
36b
40
35
38
39
46
47
29
36
36a
37
9
17
18
24
7
60
59
STEERING GEAR & REAR DRIVE SYSTEM - EXPLODED VIEW

2-16 American-Lincoln
3366XP
KEY NO. PART NUMBER DESCRIPTION QTY
1 8-55-00029 Forward/Reverse Pedal 1
2 2-00-03569 Carriage Bolt, 5/16-18 x .750 4
3 8-08-00723 Forward/Reverse Pedal Bracket 2
4 2-00-01246 Nut, Hex Fiber Insert #10-24 1
5 8-14-01006 Clevis 1
6 2-95-01999 Nut, Hex Jam 1/4 - 28 x .437 x .156 6
7 2-00-04563 Screw, #10-24 x .625 x .375 SH 1
8 2-00-00196 Carriage Bolt, 5/16-18 x 1.000 2
9 8-08-00585 Forward/Reverse Cable Mount. Bracket 1
10 2-00-00409 Flat Washer, .687 x .343 x .062 2
11 2-00-00530 Lock Washer, Helical Spring 5/16 Med 6
12 2-00-00585 Nut, Hex 5/16-18 x .50 x .265 6
13 2-00-04345 Plastic Tie Wrap 1
14 8-16-00045 Control Cable 1
15 2-00-00219 Screw, 1/4-20 x .500 HHC 6
16 8-08-00678 Hydroback Bracket (FORD 413) 1
17 7-25-02050 Rod End, 1/4-28 2
18 2-00-00246 Screw, 1/4-20 x 2.250 HHC 1
19 7-75-01110 Transmission Arm Spacer 1
20 2-00-00641 Nut, Hex Fiber Insert 1/4-20 1
21 7-03-04105 Transmission Arm Weldment 1
22 2-00-00225 Screw, 5/16-18 x 1.500 HHC 1
23 2-00-04801 Flat Washer, .875 x .375 x .125 2
24 2-00-03412 Nut, Hex Lock 3/8 - 24 x .562 x .281 2
25 7-58-05220 Transmission Plate 1
26 8-60-05006-2 Pump - Piston, 1.24 C.I.R. 1
27 0880-404 Pump Assembly Kit 1
28 2-00-00596 Nut, Hex 1/2-13 x .750 x .437 1
29 2-00-02312 Lock Washer, Helical Spring 1/2 Med 1
30 8-08-00860 Hydroback Bracket (FORD 423) 1
31 8-60-05022 Pump - Auxiliary, 1.20 C.I.R. 1
32 8-16-00025 Centering Control 1
33 2-00-00405 Flat Washer, 1.062 x .531 x .093 1
34 2-00-00240 Screw, 1/2-13 x 1.250 HHC 1
35 7-66-00147 Rod, 1/4-28 x 3.000 1
36 2-00-00233 Screw, 3/8-16 x 1.000 HHC 8
37 2-00-00224 Screw, 5/16-18 x .500 HHC 2
38 2-00-02310 Lock Washer, Helical Spring 3/8 Med 8
39 2-00-00402 Flat Washer, .750 x .390 x .093 8
40 8-58-05171 Pump Mounting Plate (FORD 411/413) 1
41 2-00-00594 Nut, Hex 1/4-20 x .437 x .218 6
42 2-00-00501 Lock Washer, 1/4 Int. 14
43 7-75-01089 Isolator 6
44 2-00-00530 Lock Washer, Helical Spring 5/16 1
45 2-00-00221 Screw- ¼ x 20 x .75 HHC (Ford 423 Diesel) 2
46 2-00-00501 Washer- ¼ Int. Lock (Ford 423 Diesel) 2
47 2-00-00594 Nut- ¼ x 20 Hex. (Ford 423 Diesel) 2
48 8-08-00680 Bracket (Ford 423) 1
P-5060/9708
FORWARD/REVERSE CONTROL - PARTS LIST

American-Lincoln 2-17
3366XP
1234
56
7
8
9
10
11
12 13
11
12
28 29 30 31 32
33 34 635 617
36371138 39
40
41
42 642
27
26
2423
2244 21
20
19
18
43
25
426
42
15
17
616 814
12 11
P-5060/9708
45
46
47
48
FORWARD/REVERSE CONTROL - EXPLODED VIEW

2-18 American-Lincoln
3366XP
KEY NO. PART NUMBER DESCRIPTION QTY
1 0860-703 Front Wheel Axle 2
2 8-75-01216 Spacer 4
3 2-00-02312 Lockwasher - ½ 8
4 2-00-02693 Screw - ½ - 20 x 2.00 SHCS 8
5 2-00-05024 Thrust Washer 2
6 2-00-05026 Axle Nut 2
7 2-00-02436 Cotter Oin 3/16 x 1 3/4 2
8 8-11-00030 Cap - Front Axle 2
9 8-76-00042 Spring 2
10
11
12 2-00-04621 Bearing - Cup 4
13 2-00-04622 Bearing Cone 2
14 2-00-02079 Bearing Cone (sealed) 2
15 8-33-09089 Hub - Front Wheel 2
16 8-89-08054 Front Wheel (215 Pneumatic Demount) 2
* 8-85-06022 Tire- 6.00 x 9 Pneumatic
* 8-70-00086 Flap-Pneumatic 9.00 x 6.7 Pneumatic
* 8-70-00087 Tube-Inner 6.00 x 9 Pneumatic
* 8-70-00081 Rim Assembly
17 8-80-05035 Stud - ½ -20 w/Tapered Head 10
·Service Parts
C-0138a/9703
BRAKE & FRONT WHEEL ASSEMBLY - PARTS LIST

American-Lincoln 2-19
3366XP
C-0138a/9703
4
3
2
9
1
14
12
15
16
12 13
57
8
6
17
FRAME
BRAKE & FRONT WHEEL ASSEMBLY - EXPLODED VIEW

2-20 American-Lincoln
3366XP
KEY NO. PART NUMBER DESCRIPTION QTY
1 8-70-05288 Brake Pedal Pivot Shaft 1
2 2-00-00213 Screw, 5/16 - 18 x .625 HHC 8
3 8-15-01003 Setscrew Collar, 1.125 x .750 x .562 2
4 2-00-00530 Lock Washer, Helical Spring 5/16 Med 10
5 2-00-00206 Screw, 5/16-18 x .750 HHC 1
6 8-08-00571 Pivot Shaft Bracket 2
7 2-00-00518 Lock Washer, Helical Spring 1/4 Med 1
8 8-14-01006 Clevis 4
9 2-95-01999 Nut, Hex Jam 1/4 - 28 x .437 x .156 2
10 8-66-00154 Pull Rod 2
11 2-00-04909 Yoke Pin Assembly 4
12 8-10-00032 Parking Cable 1
13 8-08-00756 Brake Pedal Bracket (Right Hand) 1
14 2-00-04936 Nut, Hex Fiber Insert 1/2 - 13 1
15 2-00-02310 Lock Washer, Helical Spring 3/8 Med 5
16 2-00-00232 Screw, 3/8 - 16 x .750 HHC 2
17 2-95-04182 Nut, Hex Fiber Insert 3/8 - 16 2
18 8-42-05126 Brake Linkage Weldment 1
19 2-00-00402 Flat Washer, .750 x .390 x .093 1
20 2-00-02360 Nut, Hex 3/8 - 16 x .562 x .328 4
21 2-00-00234 Screw, 3/8 - 16 x 1.500 HHC 1
22 8-60-00140 Pulley 1
23 8-08-00436 Pulley Bracket 1
24 8-75-01184 Spacer, Lever Mounting 2
25
26
27 2-00-00228 Screw, 5/16 - 18 x 2.500 HHC 2
28 7-41-05083 Parking Brake Lever 1
29 7-55-00011 Brake Pedal 1
30 2-00-02682 Screw, 1/2 - 13 x 2.750 HHC 1
31 2-00-00644 Nut, 5/16-18, Fiber Lock 1
32 8-09-01065 Pulley Bushing 1
33 2-00-00233 Screw, 3/8 - 16 x 1.000 HHC 2
34 8-08-00755 Brake Pedal Bracket (Left Hand) 1
35 7-75-01126 Spacer, .500 x .327 x .780 (Part of #28) 2
36 2-00-00409 Flat Washer, .687 x .343 x .0625 2
37 2-00-01255 Screw, 5/16-18 x .875 HHC 2
38 2-00-04801 Flat Washer, .875 x .390 x .093 2
39 2-00-00209 Screw, 3/8 - 16 x 1.250 HHC
P-4593/9512
BRAKE CONTROL LINKAGE - PARTS LIST

American-Lincoln 2-21
3366XP
6
3810 98
11
137
4
3
2
4
6
5
31
12
FRAME
16
13
14
17
15
18
20
20
15
38
1
DRIVERS COMPARTMENT
34
39
36
30
29
33
4
28
24
FRAME
BACKBONE
35 27
22
32
19 15 21
23
P-4593/9512
BRAKE CONTROL LINKAGE - EXPLODED VIEW

2-22 American-Lincoln
3366XP
KEY NO. PART NUMBER DESCRIPTION QTY
1 8-08-00645 Main Broom Pivot Bracket 1
2
3 8-66-00161 Rod - Linkage (Main Broom) 1
4 2-00-00432 Flat Washer, 3/4 I.D. 3
5 8-70-05284 Shaft 1
6 2-00-02558 Lubrication Fitting, 45° 1/8 NPT 1
7 8-16-00035 Pivot Block 1
8 2-00-00234 Screw, 3/8 - 16 x 1.500 HHC 2
9 8-75-01177 Pivot Tube Spacer 1
10 2-95-04182 Nut, Hex Fiber Insert 3/8 - 16 2
11 8-16-00034 Lever 1
12 8-39-00003 Knob 1
13 2-00-02436 Cotter Pin, 1.500 x 1.875 1
14 2-00-00530 Lock Washer, Helical Spring 5/16 Med 2
15 2-00-00585 Nut, Hex 5/16 - 18 x .500 x .265 1
16 8-66-00141 Rod End 1
17 2-00-00591 Nut, Hex Jam 1/2 - 20 x .750 x .312 1
18 8-66-00150 Control Rod Lift Linkage Rod 1
19 8-66-00144 “MPB” Rod End # WF-8-32 1
20 8-55-08101 Clevis Pin # 1/2 - 1 3/4 - E&E 1
21 8-16-00037 Lift Linkage 1
22 2-00-04891 Wing Nut, 3/4 - 10 Thread 1
23 8-39-00011 Torque Knob 1
24 8-75-01180 Spacer 1
25 8-55-08099 Pivot Pin 1
26 8-75-01178 Spacer, .78 x .97 2
27 8-16-00038 Pivot Shaft 1
28 2-00-00518 Lock Washer, Helical Spring 1/4 Med 3
29 2-00-00221 Screw, 1/4 - 20 x .750 HHC 3
30 2-00-00208 Screw, 5/16 - 18 x .750 2
C-0117/9602
MAIN BROOM LIFT MECHANISM - PARTS LIST

American-Lincoln 2-23
3366XP
C-0117/9602
MAIN BROOM LIFT MECHANISM - EXPLODED VIEW

2-24 American-Lincoln
3366XP
KEY NO. PART NUMBER DESCRIPTION QTY
1 8-16-00039 Broom Arm Weldment 1
2 2-00-04886 Screw, 3/8 - 16 x .500 HSHC 2
3 8-33-09090 Idler - Main Broom 1
4 2-00-04889 Ball Bearing 1
5 2-00-04890 Retaining Ring, 2.437 Int. 1
6 8-75-01157 Flat Washer, 3/4 (Series W) 1
7 2-00-00522 Lock Washer, Helical Spring 3/4 Light 1
8 2-00-04887 Screw, 3/4 - 10 x 1.250 HHC 1
9 8-58-05160 Locking Hub Plate 1
10 2-00-00232 Screw, 3/8 - 16 x .750 HHC 4
11 2-00-02310 Lock Washer, Helical Spring 3/8 Med 6
12 8-33-09046-1 Drive Hub 1
13 8-16-00041 Drive Broom Arm 1
14 2-00-03039 Screw, 1/4 - 20 x .625 HSHC 3
15 2-00-00518 Lock Washer, Helical Spring 1/4 Med 6
16 2-00-03838 Woodruff Key, .25 x 1 (#15) 1
17 0882-040 Hydraulic Motor Ref
18 2-00-00585 Nut, Hex 5/16 -18 x .500 x .265 4
19 2-00-00530 Lock Washer, Helical Spring 5/16 Med 4
20 2-00-00409 Flat Washer, .687 x .343 x .062 4
21 8-21-04048 Edging 2
22 2-00-03997 Flange Bearing, 3.750 x 1.000 2
23 2-00-00196 Carriage Bolt, 5/16 - 18 x 1.000 4
24 2-00-00233 Screw, 3/8-16 x 1.000 HHC 2
25 8-29-00220 Broom Chamber Gasket 4
26 See Page 155 for Broom Options -
27 8-03-04281 Main Broom Lift Frame 1
28 2-00-04885 Elbow Fitting - 90° St. Thd. 1
29 2-00-04895 Straight Fitting - SAE #4 to ORS #4 1
C-0118/9602
MAIN BROOM - PARTS LIST

American-Lincoln 2-25
3366XP
C-0118/9602
28
29
MAIN BROOM - EXPLODED VIEW

2-26 American-Lincoln
3366XP
KEY NO. PART NUMBER DESCRIPTION QTY
1 8-03-04282 Side Broom Arm (R.H.) 1
2 2-00-04914 Screw, 1/2 - 13 x 4.250 HHC 1
3 8-08-00725 Side Broom Adjustment Bracket 1
4 2-00-00233 Screw, 3/8 - 16 x 1.000 HHC 9
5 2-00-04159 Flat Washer, 1.375 x .562 x .109 3
6 8-08-00726 Motor Mounting Bracket 1
7 2-00-00208 Screw, 5/16 - 18 x .750 HHC 2
8 2-00-02310 Lock Washer, Helical Spring 3/8 Med 9
9 2-00-00241 Screw, 1/2-13 x 1.750 HHC 3
10 8-10-00028 Cable, R.H. Side Broom 1
11 2-00-02708 Screw, 5/16 - 18 x 1.000 HHC 1
12 2-00-00209 Screw, 3/8-16 x 1.250 HHC 1
13 2-00-00644 Nut, Hex Fiber Insert 5/16 - 18 2
14 2-00-04936 Nut, Hex fiber Insert 1/2-13 2
15 0882-047 Side Broom Motor 1
15a 2-00-00722 Woodruff Key, .250 x 1.000 (#15) Ref.
16 2-00-00584 Nut - 3/8-16 Hex 2
17 2-00-04801 Flat Washer, 3/8 6
18 2-00-01490 Screw, 1/4 - 20 x .875 HHC 1
19 2-00-00518 Lock Washer, Helical Spring 1/4 Med 3
20 8-08-03211 Side Broom, Nylon 1
21 8-25-06008 Side Broom Flange 1
22 2-00-00218 Screw - 5/16-18 x 2.00 3
23 2-00-00409 Flat Washer, .687 x .343 x .062 3
24 2-00-00530 Lock Washer, Helical Spring 5/16 Med 5
25 2-00-00585 Nut, Hex 5/16 - 18 x .500 x .265 5
26 2-00-04926 Fitting - 90° Elbow 2
27 2-00-04915 Reducer Fitting 1
39 2-00-00584 Nut, Hex 3/8-16 2
28 8-08-00646 Side Broom Pivot Bracket 1
29 8-70-05285 Shaft - Broom Pivot R.H. 1
30 2-00-02312 Lock Washer, 1/2 I.D. 3
31 2-00-00396 Nut, 1/2 - 13 3
32 2-00-00221 Screw, 1/4 - 20 x .750 HHC 2
33 8-57-05021 Pivot Block (Side Broom) 1
34 2-00-02558 Lubrication Fitting, 45° 1/8 NPT 1
35 8-16-00034 Lever 1
36 2-00-00234 Screw, 3/8 - 16 x 1.500 HHC 1
37 2-95-04182 Nut, Hex Fiber Insert 3/8 - 16 1
38 8-39-00003 Knob 1
39
40
41
42
43
44 8-30-05166 Side Broom Guard 1
45
46 2-00-00207 Screw, 5/16-18 x 1.250 HHC 1
C-0119/0009
SIDE BROOM - PARTS LIST

American-Lincoln 2-27
3366XP
C0119/9608
2
31
30
14
1
612
8
4
4
18
5
9
20
19
18
12
22
21
17
23
24
25
8
11
34
25
26
27
32
20
36
38
35
37
33
13
28
7
5
6
46
29
LINTEL SIDE
16
17
8
TO RETURN MANIFOLD
FROM “C” PORT HOPPER
CONTROL VALVE
4
8
17
10
44
3
SIDE BROOM - EXPLODED VIEW

2-28 American-Lincoln
3366XP
KEY NO. PART NUMBER DESCRIPTION QTY
1 2-00-04974 Fitting, Straight 1
2 8-60-05022 Auxiliary Pump 1
NS 0880-404 Pump Assembly Kit 1
3 8-60-05006-2 Main Pump 1
4 2-00-04920 ORFS 90° Elbow, 1 5/16-12 to 1 3/16-12 1
5 2-00-04928 ORFS Run Tee, 13/16-16 1
6 2-00-04957 ORFS Cap, #8 ORS 1
C0122
AUXILIARY PUMP & FITTINGS
C0122

American-Lincoln 2-29
3366XP
KEY NO. PART NUMBER DESCRIPTION QTY
1 2-00-04926 ORFS 90° Elbow 9/16-18 1
2 2-00-04932 ORFS Boss Reducer, 3/4-16 x 9/16-18 1
3 2-00-04922 ORFS 90° Elbow, 1 1/16-12 to 13/16-16 2
4 2-00-04917 ORFS Boss Reducer, 9/16-18 to 7/16-20 1
5 2-00-04892 Fitting, 90° Elbow 1
6 2-00-04920 Fitting, 90° Elbow 1
7 8-88-00065 Relief Valve Kit 2
8 2-00-04920 Fitting, 90° Elbow 1
9 2-00-04974 Fitting Straight 1
10 2-00-04957 Fitting Cap 1
11 2-00-04928 Fitting Tee 1
12 8-60-05006-2 Main Pump 1
13 8-60-05022 Auxiliary Pump 1
NS 0885-404 Pump Assembly Kit 1
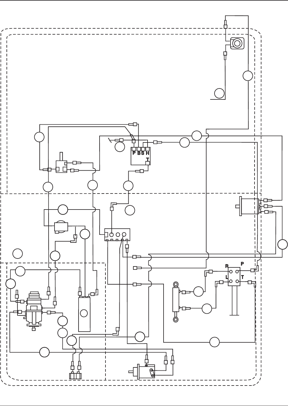
C-0114/9710
TO BOTTOM PORT OF DRIVE MOTOR
TO RESERVOIR
TO RETURN MANIFOLD
TO TOP PORT OF DRIVE MOTOR
TO RETURN FILTER-OUT PORT
TO MANIFOLD VALVE
1
23
4
5
6
7
8
9
10
11 12
REMOVE CAP (10) AND INSTALL PRESSURE
GAUGE, WITH DUMP VALVE HELD IN RETURN
POSITION, PRESSURE SHOULD BE 2200±50
P.S.I. WITH BROOM ON, PRESSURE SHOULD
BE LESS THAN 2550 P.S.I.
13
C0114/9710
NOTE: WHEN REPLACING
MAIN PUMP(ITEM #12) RELIEF
VALVES(ITEM #7) NEED TO BE
INSTALLED IN NEW PUMP.
MAIN PUMP(8-60-05006-2)
DOES NOT INCLUDE RELIEF
VALVES.
MAIN PUMP & FITTINGS

2-30 American-Lincoln
3366XP
KEY NO. PART NUMBER DESCRIPTION QTY
1 2-00-02708 Screw, 5/16 - 18 x 1.000 HHM 4
2 8-56-05077 Fitting, Special 90° Elbow 1
3 2-00-01676 Flat Washer, 1.062 x .265 x .062 2
4 8-56-05077 ORFS 90° Elbow, Modified 1
5 2-00-04997 Fitting 1
6 8-24-04133 Return Filter 1
7 8-75-01181 Spacer, 2
8 2-00-03575 Carriage Bolt, 1/4-20 x .750 4
9 2-00-04976 Fitting 1
10 2-00-00409 Flat Washer, .687 x .343 x .062 10
11 2-00-00530 Lock Washer, Helical Spring 5/16 Med 10
12 2-00-00585 Nut, Hex 5/16 - 18 x .500 x .265 10
13 8-24-04118 Replacement Filter Element 1
14 2-00-05133 Elbow 4
15 0882-041 Hydraulic Motor 1
7-70-00020 Seal Kit for Hydraulic Motor 0882-04 1
2-00-02227 Key, .125 x .750 SQ 1
16 2-00-02220 Hose Clamp 2
17 8-03-04289 Impeller Bracket (Lower) 1
18 8-72-00005 Impeller Shroud 1
19 8-23-00012 Impeller 1
20 2-00-00252 Screw, 5/16 - 18 x 4.000 HHC 4
21
22 2-00-00484 Flat Washer, .625 x .375 x .046 1
23 2-00-00632 Nut, Hex Fiber Insert 3/8 - 24 1
24 8-29-00111 Shroud Gasket 1
25 8-20-06028 Blower Throat Duct 1
26 2-00-00518 Lock Washer, Helical Spring 1/4 Med 8
27 2-00-00594 Nut, Hex 1/4 - 20 x .437 x .218 8
28 8-29-00183 Gasket 1
29
30 2-00-03702 Flat Washer, .625 x .281 x .062 10
31 8-33-02271 Blower Exhaust Hose 1
32 2-00-03454 Band Clamp 5 1/8-6 2
33 8-07-06020 Blower Exhaust Box Duct 1
34 8-34-09009 Side Insulation 1
35 8-34-09007 Front Insulation 2
36 8-03-04290 Impeller Bracket, Upper 1
37 8-34-09006 Insulation, Blower Box (Top) 1
38 8-34-09005 Insulation, Blower Box (Bottom) 1
39 2-00-00196 Carriage Bolt, 5/16 - 18 x 1.000 2
40 2-00-01803 Flat Washer, 5/16 2
C-0123
IMPELLER & FITTINGS - PARTS LIST

American-Lincoln 2-31
3366XP
C-0123
IMPELLER & FITTINGS - EXPLODED VIEW

2-32 American-Lincoln
3366XP
KEY NO. PART NUMBER DESCRIPTION QTY
1 2-00-04795 Screw, #10-24 x .750 BLTS 4
2 2-00-04976 45° Elbow, #4 SAE to #4 ORS 2
3 2-00-05162 Swivel Tee, #4 ORS 1
4 2-00-04892 ORFS 90° Elbow, #4 SAE to #4 ORS 2
5 2-00-04926 90° Elbow, #6 SAE to #4 ORS 1
6 2-00-04917 ORFS Boss Reducer, #6 SAE to #4 SAE 5
7 2-00-04918 ORFS Connector, #6 SAE to #4 ORS 2
8 2-00-01246 Nut, Hex Fiber Insert #10-24 6
9 8-15-01008 Spacer 4
10 8-88-00058 Hopper Control Valve 1
11 8-39-00002 Valve Lever Knob 2
12 8-41-05066 Control Valve Lever (L.H.) 1
13 8-41-05068 Control Valve Lever (R.H.) 1
14 2-00-00518 Lock Washer, Helical Spring 1/4 Med 2
15 2-00-00594 Nut, Hex 1/4 - 20 x .437 x .218 2
16 2-00-01980 Screw, 1/4-20 x 2.500 HHC 2
17 2-00-04932 Reducer, #8 SAE - #6 SAE 2
18 7-21-04031 Edging 1
19 2-00-04930 Fitting, Tee 1
20 8-41-05067 Linkage 2
C-0184/9512
CONTROL VALVE & FITTINGS (VARIABLE DUMP)
ACBD
TO RETURN
MANIFOLD
TO SWIVEL TEE AT
LOCK-OUT VALVE
TO DUMP CYLINDER
FRONT PORT
FROM AUXILIARY
"H" PORT
12
20
16
18
10
17
5
4
6
TO SIDE BROOM (REAR PORT)
6
15
14
8
8
9
20
1
3
13
11
7
2
4
19
TO DUMP CYLINDER
TO ROTATE CYLINDER
C0184

American-Lincoln 2-33
3366XP
KEY NO. PART NUMBER DESCRIPTION QTY
1
2 2-00-04976 Fitting 45° Elbow #4 SAE - #4 ORS 3
3 2-00-04926 Fitting 90° Elbow #6 SAE - #4 ORS 2
4 2-00-04917 Reducer #6 SAE 3
5 8-41-05066 Lever - L.H. 1
6 2-00-04930 Tee - #4 ORS 2
7 8-88-00058 Hopper Control Valve 1
8 8-39-00002 Knob 2
9 8-41-05068 Lever - R.H. 1
10 2-00-00518 Lock Washer - 1/4 Helical Spring 2
11 2-00-00594 Nut, Hex 1/4 - 20 x .437 x .218 2
12 8-41-05067 Linkage 2
13 2-00-04795 Screw, #10 - 24 x .750 BHS 4
14 2-00-04794 Screw, #10 - 24 x .625 BHS 2
15 2-00-01246 Nut, Hex Fiber Insert #10 - 24 6
16 8-15-01008 Spacer 4
17 2-00-01980 Screw, 1/4 - 20 x 2.500 HHC 2
18 2-00-04932 Reducer, #8 SAE - #6 SAE 2
P-4596-2/9512
CONTROL VALVE & FITTINGS (LOW DUMP)
8
5
4
9
13
15
13
15
17
14
16 15
10
11
12
6
27
3
2
4
13
18
TO SIDE BROOM
SHUT OFF VALVE
TO RESERVOIR
FROM MANIFOLD
VALVE
TO TEE FITTING ON TOP
PORT OF DUMP CYLINDER
TO TEE FITTING ON BOTTOM
PORT OF DUMP CYLINDER
ABD
C
P-4596-2/9512

2-34 American-Lincoln
3366XP
KEY NO. PART NUMBER DESCRIPTION QTY
1 0885-054-1 Hydraulic Motor 1
NS 0880-238 Motor Seal Kit 1
NS 0880-237 Shaft Seal Kit 1
2 2-00-04976 Fitting 1
3 8-03-02036 Adapter 2
4 2-00-05358 Swivel Fitting 2
C-0113
REAR DRIVE MOTOR & FITTINGS
C0113

American-Lincoln 2-35
3366XP
KEY NO. PART NUMBER DESCRIPTION QTY.
1 0882-040 Hydraulic Motor 1
NS 0880-448 Motor Seal Kit 1
2 2-00-04885 ORFS 90° Elbow, 3/4-16 to 13/16-16 2
3 2-00-04895 ORFS Connector, 7/16-20 to 9/16-18 1
C-0112
MAIN BROOM MOTOR & FITTINGS
C0112

2-36 American-Lincoln
3366XP
KEY NO. PART NUMBER DESCRIPTION QTY
1 0882-047 Hydraulic Motor 1
NS 0880-448 Motor Seal Kit 1
2 2-00-04915 ORFS Boss Reducer, 7/8-14 to 9/16-18 2
3 2-00-04926 ORFS 90° Elbow, 9/16-18 4
4 0891-008 Side Broom Shut-Off Valve 1
5 2-00-04940 ORFS Swivel Nut Branch Tee, #4 ORS 2
6 7-12-02015 Cartridge for Shut-Off Valve 1
C-0111
SIDE BROOM MOTOR & FITTINGS
1
2
3
TO RETURN
MANIFOLD
TO RETURN
MANIFOLD
TO CONTROL VALVE
"C" PORT
TO CONTROL VALVE
"C" PORT
C-0111/9508

American-Lincoln 2-37
3366XP
KEY NO. PART NUMBER DESCRIPTION QTY
1 8-17-05029 Lift Cylinder 2
2 8-17-05028 Dump Cylinder 1
3 8-17-05030 Rotation Cylinder 1
4 2-00-04976 ORFS Connector, 7/16-20 to 9/16-18 2
5 2-00-04892 ORFS 90° Elbow, 7/16-20 to 9/16-18 6
6 2-00-04930 ORFS Union Tee, 9/16-18 2
NS 0880-449 Lift Cylinder Seal Kit 1
NS 0880-451 Dump Cylinder Seal Kit 1
NS 0880-450 Rotation Cylinder Seal Kit 1
C-0110
LIFT, ROTATION & DUMP CYLINDERS W/ FITTINGS (VARIABLE DUMP)
1
1
5
3
5
5
5
2
5
6
5
4
4
C-0110/9508
C0110

2-38 American-Lincoln
3366XP
KEY NO. PART NUMBER DESCRIPTION QTY
1 8-17-05031 Dump Cylinder 2
0880-452 Seal Kit for Low Dump Cylinder 2
2 2-00-04892 ORFS 90° Elbow, 7/16-20 to 9/16-18 4
3 2-00-04930 ORFS Union Tee, 9/16-18 2
P-4908
TO "B" PORT ON CONTROL VALVE
TO "A" PORT ON
CONTROL VALVE
3
21
2
P-4908/9508
DUMP CYLINDERS W/ FITTINGS (LOW DUMP)

American-Lincoln 2-39
3366XP
KEY NO. PART NUMBER DESCRIPTION QTY
1 2-00-05162 Tee, Swivel #4 ORS 2
2 2-00-04917 ORFS Boss Reducer, 9/16-18 to 7/16-20 1
3 2-00-04918 ORFS Connector, 7/16-18 to 9/16-18 1
4 2-00-04919 ORFS Branch Tee, 7/16-20 x (2) 9/16-18 1
5 2-00-02589 Screw, 1/4 - 20 x 2.000 HHC 4
6 2-00-00641 Nut, Hex Fiber Insert 1/4 - 20 2
7 8-08-00590 Bracket 1
8 2-00-03702 Flat Washer, .625 x .281 x .0625 4
9 8-88-00044 Hopper Lock Valve 1
10 8-88-00056 Orifice Disc 1
C-0185
5
8
7
6
3
2
4
1
TO RETURN MANIFOLD
TO HOPPER CONTROL
VALVE "D" PORT
TO LEFT LIFT CYLINDER
BOTTOM PORT
TO RIGHT LIFT CYLINDER
BOTTOM PORT
9
10
C-0185/9508
LIFT CYLINDER LOCK-OUT VALVE & FITTINGS

2-40 American-Lincoln
3366XP
KEY NO. PART NUMBER DESCRIPTION QTY
1 8-88-00055 Auxiliary Manifold 1
7-14-07004 Coil 1
2 2-00-04885 ORFS 90<198> Elbow, 3/4-16 / 13/16-16 1
3 2-00-04892 ORFS 90<198> Elbow, 7/16-20 / 9/16-18 1
4 2-00-04975 Fitting 1
5 2-00-04596 ORFS Nut, 13/16-16 1
6 2-00-00518 Lock Washer, Helical Spring 1/4 Med 2
7 2-00-00594 Nut, Hex 1/4 - 20 2
8 2-00-04976 Elbow 45<198> #4 SAE - ORS 1
C-0125
TO STEERING CONTROL VALVE “P” PORT
FROM AUX. PUMP “OUT” PORT
TO BLOWER MOTOR “IN” PORT
4
4
9
A
B
8
3
6
7
B
P
S
H
TO RETURN
MANIFOLD
2
1
TO HOPPER
CONTROL
VALVE
“IN” PORT
5
CENTER WALL
AUXILIARY MANIFOLD & FITTINGS

American-Lincoln 2-41
3366XP
KEY NO. PART NUMBER DESCRIPTION QTY
1 2-00-04596 Screw, 1/4 - 20 x 3.50 2
2 7-48-00019 Return Manifold 1
3 2-00-00518 Lock Washer, Helical Spring 1/4 Med 2
4 2-00-00594 Nut, Hex 1/4 - 20 x .437 x .218 2
5 2-00-04926 ORFS 90° Elbow, 7/16-20 to 9/16-18 3
6 2-00-04976 45° Elbow, O-ring 3
7 2-00-04924 Swivel Tee 1
8 2-00-04932 Fitting, Reducer SAE #8 - 6 1
9 2-00-04929 Fitting, Reducer 2
10 2-00-05133 90° Elbow 1
11 2-00-04927 Run Tee, O-ring 2
12 2-00-02220 Clamp 1
13 7-21-04031 Edging 2
14 2-00-04970 Fitting, Straight #8 SAE - #8 ORS 2
15 2-00-04932 Fitting, Reducer #8 - #6 SAE 1
C-0126
C0126
RETURN MANIFOLD ASSEMBLY (VARIABLE DUMP)

2-42 American-Lincoln
3366XP
KEY NO. PART NUMBER DESCRIPTION QTY
1 2-00-04596 Screw, 1/4-20 x 3.500 HHC 2
2 7-48-00019 Return Manifold 1
3 2-00-00518 Lock Washer, 1/4 Split 2
4 2-00-00594 Nut, Hex 1/4-20 2
5 2-00-04926 90<198> Elbow, O-ring 1
6 2-00-04976 45<198> Elbow, O-ring 5
7 2-00-04970 Fitting, Strt O-ring 1
8 2-00-04932 Fitting, Reducer SAE #8 - 6 1
9
10 2-00-05133 90<198> Elbow, 1
11 7-21-04031 Edging 2
12 2-00-02220 Hose Clamp, 13/16 to 1 1/2 1
C-0127
C0127
RETURN MANIFOLD ASSEMBLY (LOW DUMP)

American-Lincoln 2-43
3366XP
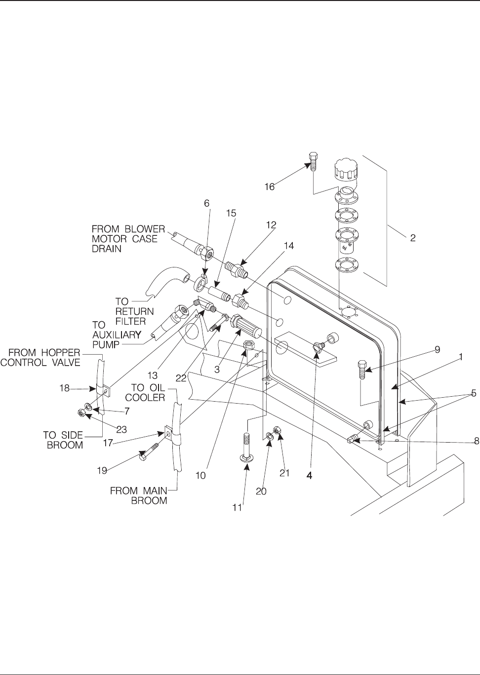
KEY NO. PART NUMBER DESCRIPTION QTY
1 8-62-01010 Oil Cooler 1
2 8-13-07088 Clip 2
3 2-00-00518 Lock Washer, Helical Spring 1/4 Med 2
4 2-00-02589 Screw, 1/4 - 20 x 2.000 HHC 2
P-4382-1
TO RETURN FILTER
FROM MAIN BROOM
RADIATOR 1
2
34
P4382a
HYDRAULIC OIL COOLER

2-44 American-Lincoln
3366XP
KEY NO. PART NUMBER DESCRIPTION QTY
1 8-83-04036 Hydraulic Reservoir 1
2 8-11-00026 Filler Cap Assembly 1
3 8-24-04115 Strainer 1
4 8-48-05033 Sight Glass 1
5 8-79-00114 Strap 2
6 2-00-02220 Hose Clamp, .812 - 1.500 3
7 2-00-00518 Lock Washer, 1/4 5
8 2-00-02474 Pipe Plug, 1/2 NPT 1
9 2-00-00205 Screw, 1/4 - 20 x 1.000 HHC 4
10 2-00-00641 Nut, 1/4-20 Fiber Lock 2
11 2-00-02196 Carriage Bolt, 1/4 - 20 x 1.000 4
12 2-00-04895 Fitting Strt, #4 SAE - #4 ORS 1
13 2-00-05037 Adapter, 3/4 ORS x 3/4 NPT 45° Elbow 1
14 2-00-04572 Reducer, #12 Ste - 3/4 NPT 1
15 2-00-03585 Pipe Nipple, 3/4 NPT 1
16 2-00-03940 Screw, #10-24 x .500 T/C HH 6
17 2-00-04564 Hose Clamp, 13/16 1
18 2-00-04873 Clamp 1
19 2-00-02708 Screw, 5/16-18 x 1.000 HHC 1
20 2-00-00530 Lock Washer, 5/16 1
21 2-00-00585 Nut, Hex 5/16-18 2
22 2-00-02196 Carriage Bolt, 1/4-20 x 1.000 2
C-0128
HYDRAULIC RESERVOIR & FITTINGS - PARTS LIST

American-Lincoln 2-45
3366XP
c0128\9609
HYDRAULIC RESERVOIR & FITTINGS - EXPLODED VIEW

2-46 American-Lincoln
3366XP
KEY NO. PART NUMBER DESCRIPTION QTY
1 8-16-07338 Engine Cover Weldment 1
2 8-21-04043 Edging, Engine Compartment Seal 1
3 2-00-00232 Screw, 3/8 - 16 x .750 HHC 6
4 2-00-02310 Lock Washer, Helical Spring 3/8 Med 6
5 2-00-04801 Flat Washer, .875 x .375 x .062 6
6 2-00-03569 Carriage Bolt, 5/16-18 x .750 6
7 8-32-00042 Engine Cover Hinge 1
8 2-00-00409 Flat Washer, 5/16 x .69 6
9 2-00-00530 Lock Washer, Helical Spring 5/16 7
10 2-00-00585 Nut, Hex 5/16-18 7
11 8-41-00046 Rotary Latch 1
12 2-00-04794 Screw, #10-24 x .625 BHS 2
13 8-21-04042 Edging, Engine Compartment Seal 1
14 7-76-00106 Lever Return Spring 1
15 2-00-03063 Screw, #10-24 x .750 THM 1
16 7-55-08116 Striker Latch Pin 1
17 8-41-05073 Latch Release Lever 1
18 2-00-00519 Lock Washer, Helical Spring #10 3
19 2-00-00605 Nut, Hex #10 - 24 3
20 7-31-06061 Lever Cover 1
21 2-00-01246 Nut, Hex Fibre Lock #10-24 1
22 2-00-00594 Nut, Hex 1/4-20 3
23 2-00-00518 Lock Washer, Helical Spring 1/4 3
24 2-00-02587 Screw, 1/4-20 x 1.250 HHC 3
25 8-21-04038 Hand Hole Edging 1
26 7-78-05016 Engine Cover Stop 1
27 2-00-00641 Nut, Hex Fiber Lock 1/4-20 2
28 2-00-01769 Screw, 1/4-20 x 1.75 HHC 2
C-0187
ENGINE COVER - PARTS LIST

American-Lincoln 2-47
3366XP
15
20
18
19
21
11
14
24
19
18
12
17
23
22 16
2
13
25
1
6
28
26
27
9
10
10
9
8
3
4
5
7
C0187/2-04
ENGINE COVER - EXPLODED VIEW

2-48 American-Lincoln
3366XP
KEY NO. PART NUMBER DESCRIPTION QTY
1 0877-050 Engine, FORD VSG 413 (High RPM) 1
2 8-08-00679 Motor Mount R.H. Front 1
3 8-08-00674 Motor Mount L.H. Front 1
4 8-08-00574 Motor Mount Rear 1
5 2-00-04699 Screw, 3/8 - 16 x 2.750 HHC 4
6 2-00-03266 Flat Washer, 1.296 x .375 x .125 4
7 2-00-00402 Flat Washer, .750 x 0390 x .093 3
8 2-00-04851 Flat Washer, 2.000 x .391 x .090 8
9 8-75-01163 Spacer, 2
10 8-75-01155 Isolator Mount 4
11 2-00-00643 Nut, Hex Fiber Insert 3/8 - 16 4
12 2-00-00209 Screw, 3/8-16 x 1.250 HHC 5
13 2-00-02360 Nut, Hex 3/8 - 16 x .562 x .328 5
14 2-00-02310 Lock Washer, Helical Spring 3/8 Med 11
15 2-00-01254 Screw, 1/2 - 13 x 1.500 HHC 2
16 8-58-05225 Flywheel Adapter Plate 1
17 Screw, M10 x 35 mm 6
18 0885-059 Coupling 1
19 8-58-05171 Pump Mounting Plate 1
(Studs: 7-80-05056)
20 8-69-00005 Oil Pressure Sender 1
21 2-00-04853 Reducer Bushing 1
22 2-00-03874 Pipe Tee, 1/8 NPT 1
23 8-82-00046 Pressure Switch 1
24 8-33-02161 Upper Radiator Hose 1
25 8-33-02248 Lower Radiator Hose 1
26 2-00-03404 Hose Clamp, 1.062 x 2.000 4
27 8-69-00006 Water Temperature Sender 1
28 8-90-07328 Ground Cable 1
29 2-00-00209 Screw, 3/8-16 x 1.250 HHC 6
30 2-00-03829 Lock Washer, 3/8 Int/Ext 4
31 2-00-02312 Lock Washer, Helical Spring 1/2 Med 2
32 7-90-07262 Battery Cable, Negative 1
33 8-08-00673 Motor Mounting Bracket, Inboard 1
34 8-23-00011 Fan 1
C-0139
FORD VSG 413 ENGINE - PARTS LIST

American-Lincoln 2-49
3366XP
C0139
STUDS
FORD VSG 413 ENGINE - EXPLODED VIEW

2-50 American-Lincoln
3366XP
KEY NO. PART NUMBER DESCRIPTION QTY
1 2-00-02360 Nut, Hex 3/8-16 1
2 2-00-02310 Lock Washer, 3/8 1
3 8-25-02036 Ball Joint Connector 1
4 2-00-00626 Nut, Hex MS #10-32 x .375 x .125 1
5 2-00-00633 Nut, Hex Fiber Lock, 1/4-28 1
6 8-13-07094 Conduit Clamp 1
7 2-00-02296 Lock Washer, #10 Ext. 3
8 2-00-00233 Screw, 3/8-16 x 1.000 1
9 2-00-04794 Screw, #10-24 x .625 BHS 2
10 8-08-00706 Choke/Throttle Cable Bracket 1
11 2-00-01246 Nut, Hex Fiber Insert #10-24 1
12 8-16-00021 Choke Cable 1
13 2-00-00208 Screw, 5/16-18 x .750 1
14 2-00-00530 Lock Washer, 5/16 1
15 2-00-00426 Flat Washer, .500 x .218 x .062 2
16 7-10-00024 Throttle Cable 1
C-0140
THROTTLE & CHOKE LINKAGE (FORD VSG 413)
15
16
C-0140

American-Lincoln 2-51
3366XP
KEY NO. PART NUMBER DESCRIPTION QTY
1 2-00-00205 Screw, 1/4 - 20 x 1.000 HHC 2
2 2-00-00594 Nut, Hex 1/4 - 20 x .437 x .218 4
3 2-00-00518 Lock Washer, Helical Spring 1/4 Med. 4
4 2-00-03027 Screw, 1/4 - 20 x .625 HSFHS 2
5 8-58-05263 Clamp Assembly Plate 1
6 7-21-04022 Edging 1
7 8-24-04100 Air Cleaner Assembly 1
8 8-24-04092 Pre-Cleaner Assembly 1
9 2-00-02217 Hose Clamp 5
10 8-33-02272 Molded Hose 1
11 2-00-03641 90° Elbow 1/9 NPT 1
12 2-95-02519 Close Nipple 1/8 NPT 1
13 8-24-04101 Filter Minder (Meter) 1
14 8-24-04093 Clamp Assembly 2
15 8-87-02110 Air Intake Tube 1
16 8-33-02236 Molded Hose 1
17 8-87-02107 Air Inlet Tube 1
18 8-33-02155 PVC to Carb. Hose 1
19 2-00-03407 Hose Clamp 2
20 8-33-02260 Inlet Elbow 1
C-0129
INTAKE SYSTEM (FORD VSG 413)
78
9
9
9
10
15
16
17
11
12
13
2
3
6
4
14
5
1
18
19 20
C-0129/9511

2-52 American-Lincoln
3366XP
KEY NO. PART NUMBER DESCRIPTION QTY
1 2-00-02692 Screw, ½ - 20 x 2.00 Lg. HHC 1
2 8-33-02337 Hose, Upper Radiator 1
3 2-00-03404 Clamp, Hose (1.06 - 2.00) 4
4 7-23-00018 Fan, Engine 1
5 8-33-02336 Hose, Lower Radiator 1
6 8-75-01210 Spacer, Engine Mount 1
7 2-00-02311 Lockwasher, 7/16 H.S. Med. 2
8 2-00-05328 Screw, M10 x 1.5 50 mm HHC 1
9 7-08-00829 Motor Mount - Bracket 1
10 2-00-00209 Screw, 3/8-16 x 1.25 Lg. HHC 7
11 2-00-03979 Flatwasher, 1.00 x .39 x .06 3
12 2-00-02617 Screw, 1/2-20 x 3.50 lg. HHC 3
13 2-00-05067 Spacer, Snubbing Washer 6
14 7-35-00017 Isolator, Engine Mount 3
15 2-00-04936 Nut, 1/2-20 Fiber Lock 3
16 2-00-02360 Nut, 3/8-16 Hex. X .56 x .33 3
17 2-00-02310 Lockwasher, 3/8 H.S.Med. 9
18 7-81-00132 Support, Front Engine 1
19 2-00-05005 Screw, M10 x 1.5 - 30 mm HHC 2
20 2-00-02599 Screw, 3/8-16 x 2.25 Lg. HHC 1
21 7-16-00016 Choke Cable 1
22 7-08-00895 Bracket - Air Cleaner 1
23 7-21-04031 Edging 1
24 8-06-05006 Strip, Terminal 1
25 8-82-00058 Switch 1
26 2-00-00090 Screw, #8-32 x 1.50 RHM 2
27 2-00-00441 Flatwasher, .440 x .201 x .040 2
28 2-00-01372 Nut, Hex. #8-32 Fiber Lock 2
29 7-08-00825 Bracket - Switch Mounting 1
30 0877-065 Engine - Ford Lrg 425 w/o housing 1
31 2-00-02312 Lockwasher, 1/2 H. S. Med. 5
32 2-00-00402 Flatwasher, .750 x .390 x .09 3
33 2-00-03829 Lockwasher, 3/8 int./ext. Tooth 3
34 2-00-00216 Screw, 3/8-16 x 2.00 HHC 1
35 8-90-07328 Cable, Ground 1
36 7-90-07262 Cable, Battery 1
37 2-00-02689 Screw, 1/2-13 x 1.000 HHC 2
38 2-00-00232 Screw, 3/8-16 x .75 Lg. HC 1
39 7-75-01187 Spacer, Engine Mounting (1.00” Lg.) 2
40 7-08-00919 Bracket - Outboard Engine Mounting 2
41 7-81-00140 Support, Rear Engine 1
42 2-00-00234 Screw, 3/8-16 x 1.50 Lg. HHC 2
43 7-21-04028 Edging 1
44 7-21-04043 Edging 1
45 7-21-04019 Edging 1
C1968/0007
FORD LRG 425 ENGINE - PARTS LIST

American-Lincoln 2-53
3366XP
FORD LRG 425 ENGINE - EXPLODED VIEW
20
21
17
33
10
17
22
10
16
31
11
10
17
13
13
37
15
15
14
14
1
40
40
31
12
39
13
13
14
23
36
31
TO NEG.
BATTERY POST
41
32
17
42
26
25
27
28
29
6
2
3
4
3
5
30
9
719
78
10
11
38
11
10
17
13 12
13
18
15
17
16
32
35
33
16
C1968/0007
24
12
43
45
44
46

2-54 American-Lincoln
3366XP
KEY NO. PART NUMBER DESCRIPTION QTY
1 8-16-00021 Choke Cable 1
2 8-10-00033 Throttle Cable 1
3 2-00-04794 Screw, #10-24 x .625 BHS 2
4 8-13-07094 Clamp 1
5 2-00-00498 Lock Washer, 1/4 Ext. 2
6 2-00-00626 Nut, Hex MS #10-32 x .375 x .125 1
7 8-25-02036 Ball Joint 1
8 2-00-02708 Screw, 5/16-18 x 1.000 HHM 2
9 2-00-00633 Nut, Hex Fiber Insert 1/4-28 2
10 2-00-00644 Nut, Hex Fiber Insert 5/16-18 2
11 2-00-01246 Nut, Hex Fiber Insert #10-24 2
12 2-00-00426 Flat Washer, .500 x .218 x .062 2
13 8-08-00704 Bracket
1
P-5082
THROTTLE & CHOKE LINKAGE (FORD VSG 425)

American-Lincoln 2-55
3366XP
KEY NO. PART NUMBER DESCRIPTION QTY
1 2-00-00205 Screw, 1/4 - 20 x 1.000 HHC 2
2 2-00-00594 Nut, Hex 1/4 - 20 x .437 x .218 4
3 2-00-00518 Lock Washer, Helical Spring 1/4 Med 4
4 2-00-03027 Screw, 1/4-20 x .625 HSFHS 2
5 8-58-05263 Clamp Assembly Plate 1
6 7-21-04022 Edging 1
7 8-24-04100 Air Cleaner Assembly 1
8 8-24-04092 Pre-Cleaner Assembly 1
9 2-00-02217 Hose Clamp 5
10 8-33-02272 Molded Hose 1
11 2-00-03641 90° Elbow 1/9 NPT 1
12 2-95-02519 Close Nipple - 1/8 NPT 1
13 8-24-04101 Filter Minder (Meter) 1
14 8-24-04093 Clamp Assembly 1
15 8-87-02110 Tube - Air Intake 1
C-0193/9511
INTAKE SYSTEM (FORD VSG 425)
78
910
15
11
12
16
13
2
3
6
4
14
5
1
C-0193/9609

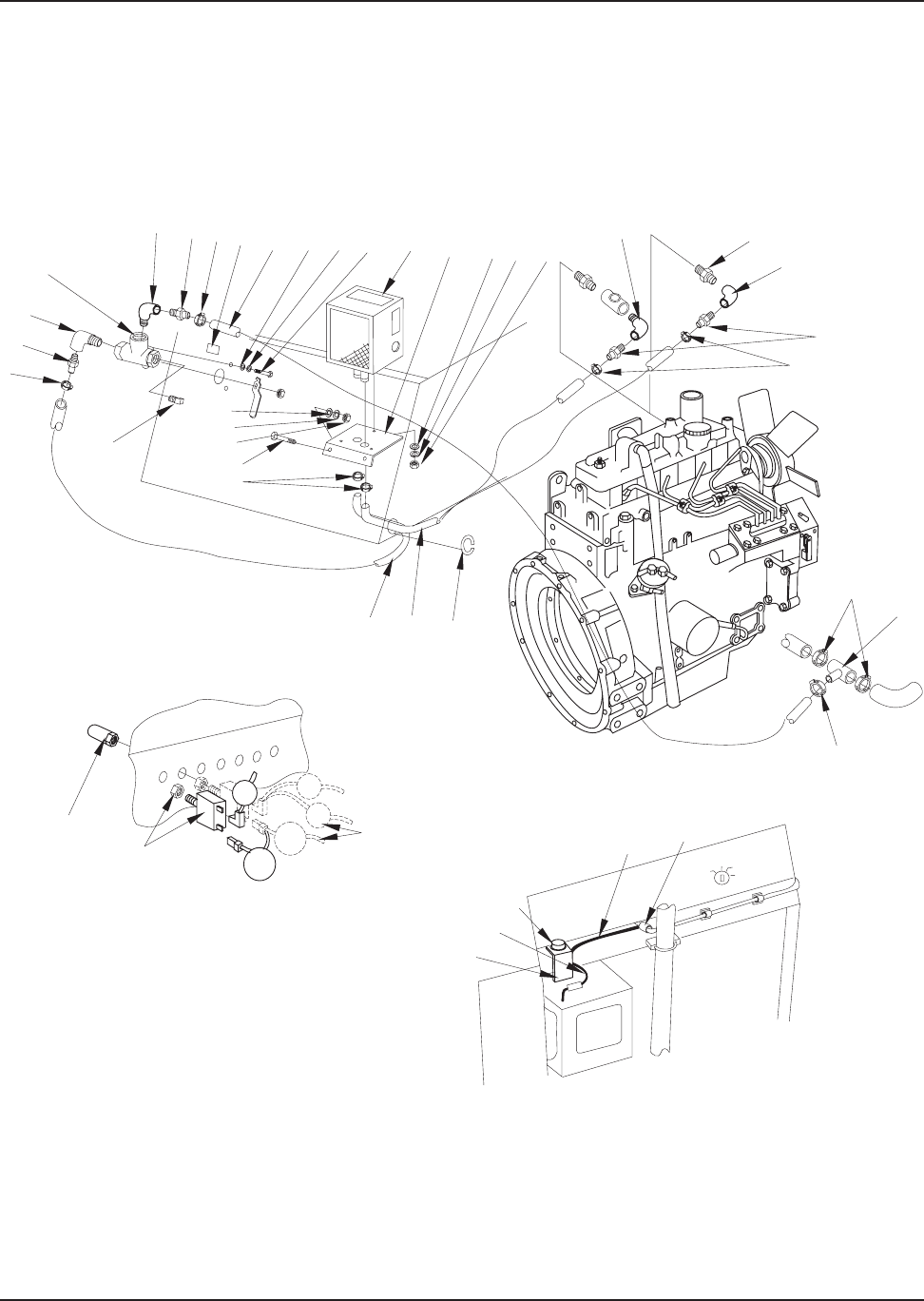
2-56 American-Lincoln
3366XP
KEY NO. PART NUMBER DESCRIPTION QTY
1 2-00-00233 Screw, 3/8-16 x 1.000 HHC 19
2 2-00-02310 Lock Washer, Helical Spring 3/8 Med 21
3 2-00-00402 Flat Washer, 3/8 I.D. 21
4 8-33-05107 Casting - Pump MNTG Plate 1
5 2-00-00209 Screw - 3/8-16 x 1.25 HHC 3
6 2-00-01246 Nut, Hex Fiber Insert #10-24 2
7 2-00-02296 Lock Washer, #10 Ext. 2
8 8-90-07328 Ground Cable, Engine to Frame 1
9 0885-059 Coupling 1
10 8-08-00711 Bracket - MTR-MNT - L.H. Rear 1
11 8-08-00713 Motor Mounting Bracket (L&R Front) 2
12 0877-048-1 PERKINS 104.19 Diesel Engine 1
13 2-00-02303 Lock Washer, 5/16 Int. 2
14 2-00-00426 Flat Washer, #10 4
15 2-00-00519 Lock Washer, Helical Spring #10 Med 4
16 2-00-03060 Screw, #10-24 x .250 THM 1
17 8-08-00714 Throttle Cable Bracket 1
18 2-00-03063 Screw, #10-24 x .750 THM 1
19 8-58-05259 Adapter Plate 1
20 8-08-00712 Motor Mount Bracket (RH Rear) 1
21 7-35-00017 Isolator 4
22 8-75-01167 Spacer, 2.000 x 1.250 x .188 4
23 2-00-02682 Screw, 1/2-13 x 2.750 HHC 2
24 2-00-05067 Snubbing Washer 4
25 2-00-02360 Nut, Hex 3/8 - 16 x .562 x .328 1
26 2-00-03829 Lock Washer, 3/8 Int./Ext. 3
27 2-00-04936 Nut, Hex Fiber Insert 1/2 - 13 2
28 2-00-00232 Screw, 3/8 - 16 x .750 HHC 1
29 8-75-01190 Spacer, Front Engine Mount 2
30 2-00-05079 Screw, M14 x 1.500 x 25mm MHHC 8
31 2-00-05044 Lock Washer, Helical Spring (M14) 8
32 2-00-04159 Flat Washer, 9/16 10
33 2-00-04914 Screw, 1/2-13 x 4.500 HHC 2
34 2-00-04363 Screw, M8 x 1.25 x 30 mm MHHC 2
35 2-00-00530 Lock Washer, Helical Spring 5/16 Med 2
36 2-00-00409 Flat Washer 5/16 2
37 8-08-00604 Glow Plug Solenoid Bracket 1
38 2-00-00605 Nut, Hex MS #10-24 x .375 x .125 1
39 2-00-04794 Screw, #10-24 x .625 BHS 2
40 8-13-07094 Conduit Clamp 1
41 7-10-00024 Throttle Cable - Long 1
41 8-18-00033 Cable - Throttle (Short) 1
42 2-00-00626 Nut, Hex MS #10-32 x .375 x .125 1
43 8-14-01012 Throttle Adjustment Clevis 1
44 8-55-08083 Clevis Pin 1
45 2-00-00546 Snap ring (.31 Shaft) 1
46 2-00-05078 Screw, M6 x 1.000 x 30 mm MHHC 2
P-5109/9511
PERKINS 104.19 DIESEL ENGINE - PARTS LIST

American-Lincoln 2-57
3366XP
61
62
58
59
57
56
55
51
50
54
52
53
58
60 22
49
48
34
35
36
47
47
35
34
35
46 45
42
40
26
27
28
41
39
38
37
36
35
34
33
32
15
31
38
30
2
29
28
27
26
25
24
23
21
22
21
20
19
18
17
16
15
14 13
12
11 10
9
8
7
6
5
1
2
3
4
P-5109/9511
PERKINS 104.19 DIESEL ENGINE - EXPLODED VIEW

2-58 American-Lincoln
3366XP
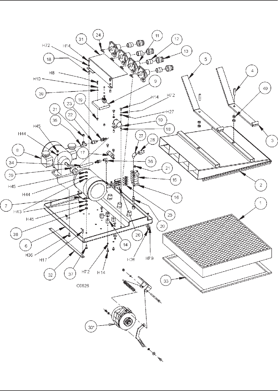
KEY NO. PART NUMBER DESCRIPTION QTY
1 2-00-00205 Screw, 1/4 - 20 x 1.000 HHC 2
2 2-00-00594 Nut, Hex 1/4 - 20 x .437 x .218 4
3 2-00-00518 Lock Washer, Helical Spring 1/4 Med 4
4 2-00-03027 Screw, 1/4-20 x .625 HSFHS 2
5 8-58-05263 Clamp Assembly Plate 1
6 7-21-04022 Edging 1
7 8-24-04100 Air Cleaner Assembly 1
8 8-24-04092 Pre-Cleaner Assembly 1
9 2-00-02217 Hose Clamp 2
10 8-33-02272 Molded Hose 1
11 2-00-03641 90° Elbow 1/9 NPT 1
12 2-95-02519 Close Nipple - 1/8 NPT 1
13 8-24-04136 Filter Service Indicator 1
14 8-24-04093 Clamp Assembly 1
15 8-87-02110 Tube - Air Intake 1
C-0193/9511
AIR INTAKE SYSTEM (DIESEL)
78
910
15
11
12
16
13
2
3
6
4
14
5
1
C-0193/9609

American-Lincoln 2-59
3366XP
KEY NO. PART NUMBER DESCRIPTION QTY
1 2-00-03702 Flat Washer, .620 x .281 x .062 3
2 2-00-00518 Lock Washer, Helical Spring 1/4 Med 2
3 2-00-00594 Nut, Hex 1/4-20 x .437 x .218 2
4 8-33-02268 Hose, Fuel Line 80.00 1
5 8-33-02208 Hose, Separator to Pump, 90.0 1
6 2-95-04388 Hose Clamp, .625 8
7 8-87-02101 Fuel Line Outlet 2
8 8-08-07045 Edging 1
9 8-33-02257 Fuel Line, Pump to Filter 13.50 1
10 2-00-00234 Screw, 3/8-16 x 1.500 HHC 2
11 2-00-00402 Flat Washer, .750 x .390 x .093 2
12 8-08-00710 Fuel Filter Bracket 1
13 2-00-02310 Lock Washer, Helical Spring 3/8 Med 2
14 2-00-02360 Nut, Hex 3/8-16 x .562 x .328 2
15 2-00-04602 Clamp, Fuel Line Hose 4
16 2-00-00221 Screw, 1/4-20 x .750 HHC 1
17 8-33-02270 Fuel Return Hose 1
18 8-56-05021 45° SAE Male 90° Elbow, 1/4 1
19 2-00-04618 Hose Fitting Barbed 1
20 8-09-01077 Snap Bushing, 2.125 x .453 1
21 2-00-04345 Ty-Rap 2
22 2-00-00196 Carriage Bolt, 5/16-18 x 1.000 2
23 2-00-04873 Clamp 4
24 2-00-00585 Nut, 5/16 Hex. 2
25 2-00-00530 Lock Washer, 5/16 Helical Spring 2
26 8-08-00709 Bracket, Cable 1
C0194
FUEL & WATER EXTRACTOR
WATER
EXTRACTOR
LAST INJECTOR
FUEL TANK
ENGINE
INJECTOR
PUMP
REAR
ENGINE
MOUNT
FUEL
FILTER
FUEL
PUMP
DRIVE
COMPARTMENT
FLOOR
1
25
23
24
2
3
5
6
22
21
26
8
6
7
8
4
6
9
6
10
11
12
13
14
3
2
15
16
46
17
618
19
6
20
6
FROM
FUEL
TANK
OUTLET
C0194/9410

2-60 American-Lincoln
3366XP
KEY NO. PART NUMBER DESCRIPTION QTY
1 8-72-00006 Muffler Shroud 1
2 2-00-04400 Hose Clamp, 5.000 - 7.000 2
3 7-49-00027 Muffler 1
4 2-00-04040 Muffler Clamp, 1.500 Tube 2
5 7-13-07082 Muffler Clamp, 1.250 Tube 1
6 8-56-04043 Tail Pipe 1
7 8-50-05037 Radiator Mounting Pad 3
8 2-00-00530 Lock Washer, Helical Spring 5/16 Med 6
9 2-00-00585 Nut, Hex 5/16 - 18 x .500 x .265 6
10 8-08-00596 Muffler Mounting Bracket 1
11 8-56-04033 Exhaust Extension Pipe 1
12 2-00-00233 Screw, 3/8 - 16 x 1.000 HHC 2
13 2-00-02310 Lock Washer, Helical Spring 3/8 Med 2
14 2-00-02360 Nut, Hex 3/8 - 16 x .562 x .328 2
15 7-34-09015 Insulation Sleeve (PERKINS) 1
15 7-34-09016 Insulation Sleeve (FORD 423) 1
16 2-00-03404 Hose Clamp, 1.062 x 2.000 6
17 8-56-04036 Exhaust Pipe (FORD 423) 1
17 8-56-04042 Exhaust Pipe (PERKINS 104.19) 1
18
19 2-00-02311 Lock Washer, Helical Spring 7/16 2
20
21 2-00-04441 Cable Clamp, .625 1
C-0189
EXHAUST SYSTEM - PARTS LIST

American-Lincoln 2-61
3366XP
18
16
15
16
17
11
15
16 22 19 17
23
16
4
9
8
7
21
19
8
11
987
12
4
13
14
110 89
2
3
5
6
C-0189
EXHAUST SYSTEM - EXPLODED VIEW

2-62 American-Lincoln
3366XP
KEY NO. PART NUMBER DESCRIPTION QTY
1 8-72-00007 Radiator Shroud 1
1 8-72-00008 Radiator Shroud (Diesel) 1
2 8-62-01011 Radiator 1
3 8-08-00587 Radiator Mounting Bracket 1
4 8-50-05053 Radiator Mounting Pad 2
5 2-00-00594 Nut, Hex 1/4 - 20 x .437 x .218 4
6 2-00-00518 Lock Washer, Helical Spring 1/4 Med 9
7 2-00-00220 Screw, 1/4 - 20 x .625 HHC 7
8 2-00-00447 Flat Washer, 1.250 x .281 x .089 2
9 8-81-00143 Radiator Support 1
10 8-11-00045 Radiator Cap 1
11 2-00-04913 Lower Outlet Plug, 1.500 1
12 2-00-03404 Hose Clamp, 1.062 - 2.000 1
13 2-00-03702 Flat Washer, .625 x .281 x .062 4
14 2-00-00501 Lock Washer, 1/4 Int. 4
15 2-00-00427 Flat Washer, .875 x .515 x .062 2
C-0131/9511
C0131
RADIATOR & SHROUD

American-Lincoln 2-63
3366XP
1
17
11
12
9
1
2
8
4
7
20
5
19
18
4
5
6
16
11
10 10
8
4
4
19
3
18
6
15
16
18
C-0132/9512
KEY NO. PART NUMBER DESCRIPTION QTY
1 2-00-02369 Nut, Hex Jam 3/8 - 16 x .562 x .218 2
2 7-50-05144 Pad 1
3 8-83-04029 Fuel Tank 1
4 2-00-00518 Lock Washer, Helical Spring 1/4 Med 7
5 2-00-04494 90° Elbow Fitting - Tube to Pipe 1
6 8-87-02109 Fuel Line (FORD 413 - Gas) 1
7 8-52-00127 Rear Wall - Seat Compartment 1
8 2-00-00221 Screw, 1/4 - 20 x .750 HHC 6
9 7-11-00029 Fuel Tank Cap 1
10 8-08-07038 Bumper, Fuel Line 2
11 Plug, 1/2 NPT (Gasoline Only) 2
12 8-26-04003 Fuel tank Sender Float
13 2-00-00205 Screw, 1/4 - 20 x 1.00 HHC (Ford 423 Only) 1
14
15 2-00-00503 Lock Washer, 1/4 Int/Ext 2
16 2-00-00407 Flat Washer, .562 x .265 x .062 6
17 2-00-00183 Screw - 1/4 - 20 x .75 THM 1
18 2-00-00594 Nut - 1/4 - 20 Hex. 2
19 2-00-04602 Fuel Line Clamp (Ford 423 Only) 1
20 8-87-02116 Fuel Line Tube (Ford 423 Only) 1
C-0132/9512
FUEL TANK & LINE

2-64 American-Lincoln
3366XP
KEY NO. PART NUMBER DESCRIPTION QTY
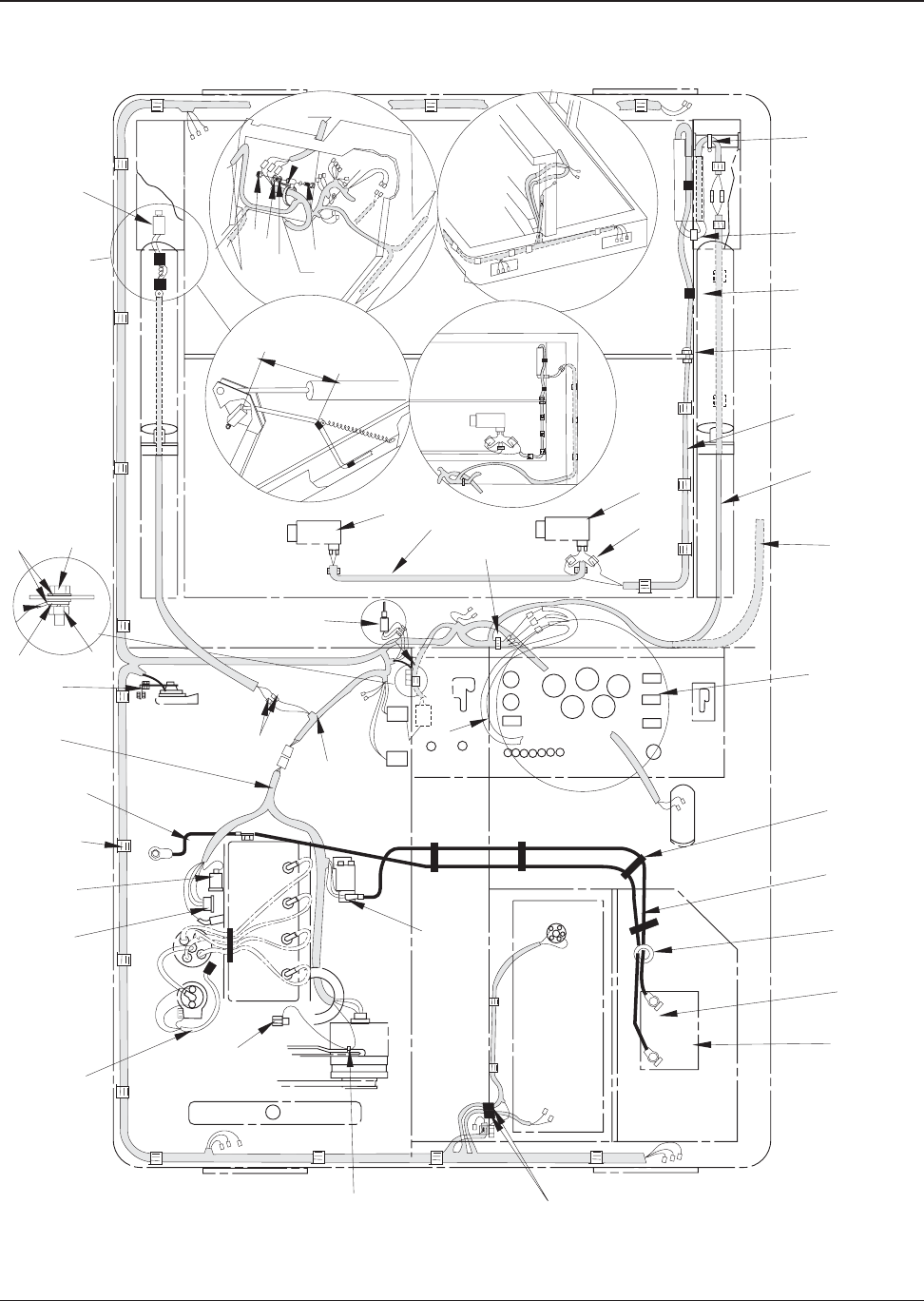
1 0895-085 Instrument Panel Harness 1
2 7-11-04035 Kit, Low LP Indicator Light (LP only) 1
3 8-48-05028 Water Temperature Gauge 1
4 8-48-05023 Hour Meter Gauge 1
5 8-48-00016 Volt Meter Gauge 1
6 8-48-05027 Oil Pressure Gauge 1
7 7-82-00026 Key Switch (Key only: 2-60-02272) 1
8 2-00-00512 Lock Washer #10 Int 9
9 2-00-04694 Nut, Hex MS #10 - 32 x .375 x .125 4
10 8-82-00024 Horn Push Button 1
11 8-82-00062 Switch - SPST (Momentary)(ON)-OFF 1
12 8-82-00044 Switch - SPST ON-OFF 1
13 8-64-00013 Circuit Breaker (25 Amp) 1
14 8-11-00044 Boot (Circuit Breaker) 5
15 2-00-04757 Plug Button, .375 Circuit Breaker 2
16 2-00-01499 Lock Washer, #6 2
17 2-00-00624 Nut, Hex #6-32 2
18 8-64-00012 Shaker Motor Relay 1
19 2-00-03063 Screw, #10 - 24 x .750 THM 3
20 2-00-00466 Flat Washer, .625 x .203 x .031 4
21 2-00-00605 Nut, Hex MS #10 - 24 x .375 x .125 13
22 2-00-00519 Lock Washer, Helical Spring #10 Med 8
23 8-08-00748 Relay Bracket 1
24 2-00-04897 Screw, #10 - 24 x 1.250 THM 2
25 0875-087 Diode Assembly 1
26 8-64-05007 Resistor Assembly (413 Engine. only) Ref
27 8-48-05032 Fuel Gauge (Gas & Diesel only) Ref
28 8-90-07357 Wire, W.T. Gauge to F.G. (Gas & Diesel only) Ref
29 2-00-04842 Plug Button, .530 (Light Switch) 2
30 8-82-00045 Switch -SPST (Momentary)ON-OFF (Diesel only)1
31 2-00-04937 Tie Cable 1
32 8-64-05009 Relay, Broom and Fan 1
33 2-00-03061 Screw, #10 - 24 x .500 THM 10
34 8-13-07087 Clip Ref
35 8-64-00008 Circuit Breaker (15 AMP) 4
36 8-64-05011 Relay (20 Sec. Time Delay) 1
37 8-90-07422 Wire, TD-2 Pin 1 1
38 2-00-00455 Flat Washer, #6 2
39 2-00-00067 Screw, #6-32 x 1.00 RHM 2
40 8-90-07425 Wire, TD-2 Pin 6 1
41 8-90-07423 Wire, TD-2 Pin 2 1
42 8-90-07424 Wire, TD-2 Pin 3 1
43 8-90-07361 Wire - TD-1 #6 to #7 to M2 #86 to M4 #68 1
44 8-90-07385 Wire - Jumper 1
NS 8-11-00015 Terminal 15
NS 2-00-04479 Connector, 3-way 3
45 7-40-05028 Light, Engine Shutdown 1
P-4618/0403
INSTRUMENT PANEL - PARTS LIST

American-Lincoln 2-65
3366XP
INSTRUMENT PANEL - EXPLODED VIEW
34 821
2
27 3
10
28 10
29
21
22
13
24
1
31
14
15 35
30
19
24
12
45
5
64
9
8
20 821
32
18
20
821
7
33
25
26
19
8
20
21
413 ENG.
ONLY
LP ONLY
GAS & DIESEL
ONLY
VM
FG
OP HM
B&F-SW
SM-SW
TD-1
H-PB
WT
413 ENG.
ONLY
413 ENG.
ONLY
GS
DIESEL
ONLY
+
-
5
4
7
6
3
2
1
M4
86
86
30
30
87
87
M2
85
85
87A
K-SW
B
IA
CB-5
CB-4
CB-3
CB-2
CB-1
ABC
11
R1
D1
P-4618/0403
1236
16
17
23 22
21 36 38
39 37
41 42 40
BLK
BRN
GRN
YE
L
BLUE WIRE FROM LP PRESSURE SWITCH
BLUE WIRE FROM LP PRESSURE SWITCH
HARNESS
44
43
11

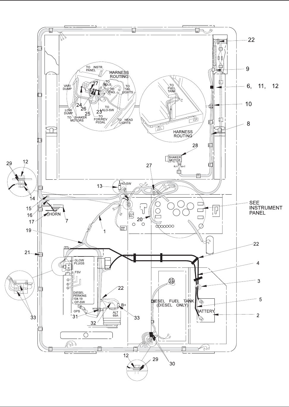
2-66 American-Lincoln
3366XP
KEY NO. PART NUMBER DESCRIPTION QTY
*#1 8-33-02267 Hose, #8 x 62.00” -0-0-ORS-2WB 2
*# 2 7-33-02189 Hose, #4 x 26.00” -0-90-ORS-1WB 1
# 3 8-33-02215 Hose, #12 x 36.00” -0-0-ORS-1WB 1
*# 4 8-33-02265 Hose, #8 x 23.00” -0-45-ORS-2WB 2
5 8-33-02273 Hose, 1” x 15.00” Return 1
*# 6 8-33-02264 Hose, #8 x 52.00” -0-JIC-90-ORS-1WB 1
7 7-33-02317 Hose, 1 x 29.00” Return 1
*# 8 8-33-02246 Hose, #8 x 90.00” -0-JIC-0-ORS-1WB 2
*# 9 7-33-02190 Hose #4 x 67.00” -0-90-ORS-1WB 3
*#10 8-33-02200 Hose, #4 x 55.00” -0-90-ORS-1WB 1
*#11 8-33-02278 Hose, #4 x 130.00” -0-0-ORS-1WB 1
*#12 8-33-02195 Hose, #8 x 69.50” -0-0-ORS-2WB 1
*#13 7-33-02193 Hose, #4 x 49.00” -0-90-ORS-1WB 1
*#14 7-33-02206 Hose, #8 x 14.25” -0-90-ORS-1WB 1
*#15 8-33-02277 Hose, #4 x 110.0” -0-0-ORS-1WB 1
*16 8-33-02191 Hose, #8 x 56.50” -0-0-ORS - 2 wb 1
*#17 8-33-02178 Hose, #4 x 15.00” -0-0-ORS-1WB 1
*18 8-33-02194 Hose, #12 x 32.00” -0-0-ORS-1WB 1
*#19 8-33-02217 Hose, #4 x 32.00” -0-0-ORS-1WB 3
* Items are part of Hose Kit 0860-621
# Items are part of Hose Kit 0860-582
C-0121A/9703
HYDRAULIC HOSE SYSTEM (VARIABLE DUMP) - PARTS LIST

American-Lincoln 2-67
3366XP
19
7
3
5
68
12
18
1
16
C0121a
42
4
14
9
9
9
13
10
17
15
11
1
TO HOPPER CONTROL
VALVE “C” PORT
TO HOPPER
CONTROL
VALVE “C”
PORT
HYDRAULIC HOSE SYSTEM (VARIABLE DUMP) - EXPLODED VIEW

2-68 American-Lincoln
3366XP
KEY NO. PART NUMBER DESCRIPTION QTY
1 8-33-02267 Hose, #8 x 62.000 -0-0-ORS-2WB 2
2 7-33-02189 Hose, #4 x 26.000 -0-90-ORS-1WB 1
3 8-33-02215 Hose, #12 x 36.000 -0-0-ORS-1WB 1
4 8-33-02265 Hose, #8 x 23.000 -0-45-ORS-2WB 2
5 8-33-02273 Hose, 1 x 15.000 Return 1
6 8-33-02264 Hose, #8 x 52.000 -0-JIC-90-ORS-1WB 1
7 7-33-02317 Hose, 1 x 15.000 Return 1
8 8-33-02246 Hose, #8 x 90.000 -0-JIC-0-ORS-1WB 2
9 7-33-02190 Hose #4 x 67.000 -0-90-ORS-1WB 3
10 7-33-02200 Hose, #4 x 56.000 -0-90-ORS-1WB 1
11 8-33-02198 Hose, #4 x 107.000 -0-0-ORS-1WB 1
12 8-33-02195 Hose, #8 x 69.500 -0-0-ORS-2WB 1
13 7-33-02193 Hose, #4 x 49.000 -0-90-ORS-1WB 1
14 7-33-02206 Hose, #8 x 14.250 -0-90-ORS-1WB 1
15 8-33-02277 Hose, #4 x 110.00 -0-0-ORS-1WB 1
16 8-33-02178 Hose, #4 x 15.000 -0-0-ORS-1WB 1
17
18
19 8-33-02217 Hose, #4 x 32.000 -0-0-ORS-1WB 1
20 8-33-02185 Hose, #4 x 56.000 -0-0-ORS-1WB 2
21 8-33-02177 Hose, #4 x 73.000 -0-0-ORS-1WB 2
22 8-33-02217 Hose, #4 x 32.000 -0-0-ORS-1WB 1
23 7-33-02184 Hose, #4 x 25.500 -0-0-ORS-1WB 1
24 7-33-02225 Hose, #4 x 38.000 -0-0-ORS-1WB 1
25 7-33-02186 Hose, #4 x 30.000 -0-0-ORS-1WB 2
C-0121
HYDRAULIC HOSE SYSTEM (LOW DUMP) - PARTS LIST

American-Lincoln 2-69
3366XP
19
7
3
5
68
12
18
1
16
C0121
42
4
14
9
9
9
13
10
17
15
11
1
TO HOPPER CONTROL
VALVE “C” PORT
TO HOPPER
CONTROL
VALVE “C”
PORT
HYDRAULIC HOSE SYSTEM (LOW DUMP) - EXPLODED VIEW

2-70 American-Lincoln
3366XP
KEY NO. PART NUMBER DESCRIPTION QTY
1 0895-096 Machine Harness 1
2 0875-008 Battery 1
3 8-09-01077 Snap Bushing 1
4 8-90-07211 Battery Cable - (Positive) Ref
5 7-90-07262 Battery Cable - (Negative) Ref
6 0895-090 Wire Harness - (Shaker Motor Jumper) 1
7 2-00-04479 Wire Connector 2
8 0875-108 Hopper Wire Assembly 1
9 8-09-01082 Bushing - Universal 1
10 8-09-01083 Bushing - Connector (Liquid Tight) 1
11 2-00-04378 Clip, .281 1
12 2-00-00221 Screw, 1/4 - 20 x .750 HHC 1
13 2-00-00518 Lock Washer, Helical Spring 1/4 Med 1
14 2-00-00594 Nut, Hex 1/4 - 20 x .437 x .218 1
15 8-32-09013 Horn 1
16 2-00-00208 Screw, 5/16 - 18 x .750 HHC 1
17 2-00-00585 Nut, Hex 5/16 - 18 x .500 x .265 1
18 2-00-00530 Lock Washer, Helical Spring 5/16 Med 1
19 8-82-00047 Switch - SPDT Ref
20 0895-085 Instrument Panel Harness Ref
21 7-13-07096 Clamp - Adjustable 27
22 2-00-04345 Ty-Rap 15
23 2-00-00056 Screw, #10-24 x .750 THM 2
24 2-00-00605 Nut, Hex MS #10 - 24 x .375 x .125 1
25 2-00-00426 Flat Washer, .500 x .218 x .062 2
26 2-00-00519 Lock Washer, Helical Spring #10 Med 2
27 2-00-04937 Cable Tie 1
28 0882-027 Shaker Motor Ref
29 8-90-07328 Ground Cable Ref
30 8-09-01081 Snap Bushing 2
31 8-69-00006 Water Temperature Sender (WTS) Ref
32 8-69-00005 Oil Pressure Sender (OPS) Ref
33 8-82-00046 Oil Pressure Switch (OP-SW) Ref
34 0795-072 Wiring Harness (Altered Eng.) Ref
35 2-00-04952 Boot - Protective (Red) 1
36 8-82-00049 Switch SPDT Ref
37 0895-104 Engine Harness 1
38 2-00-00503 Lock Washer, 1/4 Ext/Int 2
39 2-00-04578 Terminal, Bullet 18-14 / .92 x .35 2
P-4614-1
FORD VSG 413 WIRING - PARTS LIST

American-Lincoln 2-71
3366XP
22
9
11, 12
13, 14
10
8
HIGH
DUMP
ROUTING
LOW
DUMP
ROUTING
19
HIGH
DUMP
ONLY
28 6
27
7
28
36
12
38
13 14
15, 16
17, 18
SEE
INSTRUMENT
PANEL
37 39
1
29
21
32
33 35
22
20
4
3
5
2
34
31
22 30
TO INSTR.
PANEL
24
26
25
27
23
HIGH
DUMP
LOW
DUMP
TO SHAKER
MOTORS
TO
FOR/REV
PEDAL
TO
LA-SW
TO
SOLS.
TO
ENG.
TO
TAIL
LIGHTS
TO HEAD
LIGHTS
HARNESS
ROUTING
HARNESS
ROUTING
TO
GAS
TANK
LOW DUMP
SHAKER MOTORS/
HOPPER WIRE
ROUTING
SHAKER
MOTOR
RIGHT
LOWER
SIDE
CHANNEL
LIFT ARM
SWITCH WIRE
ROUTING
LA-SW
12"
APPROX.
LA-SW
SHAKER
MOTOR
SHAKER
MOTOR
HO-SW
LA
SOL. HO-
LV
(HIGH
DUMP
ONLY)
B&F
SOL.
N
M
HORN
OPS
OP-SW
CARB
SOL.
(GAS
ONLY)
GAS,LP
FORD 413
ENGINE
STARTER
WTS
COIL
ALT
GAS TANK
(GAS ONLY)
+
-
BATTERY
P-4614-1
FORD VSG 413 WIRING - EXPLODED VIEW

2-72 American-Lincoln
3366XP
KEY NO. PART NUMBER DESCRIPTION QTY
1 0895-096 Machine Harness 1
2 0875-008 Battery 1
3 8-09-01077 Snap Bushing 1
4 8-90-07167 Battery Cable - (Positive) Ref
2-00-05171 Protective Boot, Red 1
5 7-90-07410 Battery Cable - (Negative) Ref
2-00-05173 Protective Boot, Black 1
6 0895-090 Wire Harness (Shaker Motor Jumper) 1
7 2-00-04479 Wire Connector 2
8 0875-108 Hopper Wire Assembly 1
9 8-09-01082 Bushing - Universal 1
10 8-09-01083 Bushing - Connector (Liquid Tight) 1
11 2-00-04378 Clip, .281 2
12 2-00-00221 Screw, 1/4 - 20 x .750 HHC 5
13 2-00-00518 Lock Washer, Helical Spring 1/4 Med 5
14 2-00-00594 Nut, Hex 1/4 - 20 x .437 x .218 5
15 8-32-09013 Horn 1
16 2-00-03901 Screw, 5/16-18 x .750 HHM 1
17 2-00-00585 Nut, Hex 5/16-18 x .500 x .265 1
18 2-00-00530 Lock Washer, Helical Spring 5/16 Med 1
19 8-82-00047 Switch, SPDT 1
20 0895-085 Instrument Panel Harness Ref
21 7-13-07096 Clamp - Adjustable 33
22 2-00-04345 Ty-Rap 4
23 2-00-00056 Screw, #10-24 x .750 THM 3
24 2-00-00605 Nut, Hex MS #10-24 x .375 x .125 3
25 2-00-00426 Flat Washer, .500 x .218 x .062 2
26 2-00-00519 Lock Washer, Helical Spring #10 Med. 3
27 2-00-04937 Cable Tie 1
28 0882-027 Shaker Motor Ref
29 8-90-07328 Ground Cable Ref
30 8-09-01081 Snap Bushing 2
31 8-69-00013 Water Temperature Sender (WTS) Ref
32 8-69-00005 Oil Pressure Sender (OPS) Ref
33 8-82-00046 Oil Pressure Switch (OP-SW) Ref
34 0895-106 Wiring Harness (Altered Engine) Ref
35 2-00-04952 Boot, Protective (Red) 1
36 8-90-07384 Wire 1
37 8-06-05006 Terminal Block Ref
38 8-82-00049 Switch SPDT Ref
39 0895-099 Engine Harness 1
40 2-00-00503 Lock Washer, 1/4 Ext/Int 2
41 2-00-04578 Terminal, Bullet 18-14 / .92 x .35 2
42 8-90-07426 Wire, Start Relay to Starter Solenoid 1
P-4703
FORD VSG 425 WIRING - PARTS LIST

American-Lincoln 2-73
3366XP
FORD VSG 425 WIRING - EXPLODED VIEW

2-74 American-Lincoln
3366XP
KEY NO. PART NUMBER DESCRIPTION QTY
1 0895-096 Machine Harness 1
2 0875-057 Battery 1
3 8-09-01077 Snap Bushing 1
4 8-90-07211 Battery Cable (Positive) Ref.
2-00-05171 Protective Boot, Red 1
5 8-90-07011 Battery Cable (Negative) Ref.
2-00-05173 Protective Boot, Black 1
6 2-00-00641 Nut, Hex 1/4 - 20 Fiber Lock 1
7 8-32-09013 Horn 1
8 0875-086 Hopper Wire Assembly 1
9 8-09-01082 Bushing - Universal 1
10 8-09-01083 Bushing - Connector (Liquid Tight) 1
11 2-00-04378 Clip, .281 2
12 2-00-00221 Screw, 1/4 - 20 x .750 HHC 3
13 8-82-00049 Hopper Switch Ref.
14 2-00-00594 Nut, Hex 1/4 - 20 x .437 x .218 3
15 2-00-00585 Nut, Hex 5/16 - 18 x .500 x .265 1
16 2-00-00530 Lock Washer, Helical Spring 5/16 Med. 1
17 2-00-00208 Screw, 5/16 - 18 x .750 HHC 1
18
19 0895-105 104.19 Engine Harness 1
20 0895-085 Instrument Panel Harness Ref.
21 7-13-07096 Clamp - Adjustable 20
22 2-00-04345 Ty-Rap 5
23 2-00-03063 Screw, #10 - 24 x .750 HHC 1
24 2-00-01246 Nut, Hex #10 - 24 Fiber Lock 1
25 2-00-00519 Lock Washer, Helical Spring #10 Med. 1
26 2-00-00605 Nut, Hex #10 - 24 1
27 2-00-04937 Cable Tie 1
28 0882-027 Shaker Motor Ref.
29 2-00-00503 Lock Washer, 1/4 Int/Ext 5
30 8-09-01081 Snap Bushing 2
31 8-69-00005 Water Temperature Sender (WTS) Ref.
32 0895-092 Wire Assembly Harness 1
33 2-00-05173 Protective Boot, Black 1
P-5114
PERKINS 104.19 WIRING - PARTS LIST

American-Lincoln 2-75
3366XP
PERKINS 104.19 WIRING -EXPLODED VIEW

2-76 American-Lincoln
3366XP
KEY NO. PART NUMBER DESCRIPTION QTY
1 8-18-00460 Decal - 3366 2
1 8-18-00461 Decal - 3366XP 2
2 8-18-00381 Decal, Main Broom 1
3 8-18-00382 Decal, Instrument Panel - Horn 1
4 8-18-00385 Decal, Hopper Controls 1
5 8-18-00383 Decal, Instrument Panel - Ignition 1
6 8-18-00305 Decal, Pinch Point 2
7 8-18-00310 Decal, Gasoline Fuel 1
7 8-18-00311 Decal, Diesel Fuel 1
8 8-18-00306 Decal, Hydraulic Fluid Only 1
9 7-18-00159 Decal, Warning (Pneumatic Tire) 3
10 8-18-00313 Decal, Seat Adjustment 1
11 8-18-00399 Decal, Warning - Fan & Belts 2
12 8-18-00144 Decal - Warning - Clogged Filter 1
13 8-18-00314 Decal, Service Precautions 2
14 8-18-00395 Decal - Key Switch Warning 1
15 8-18-00396 Decal, General Warning 1
16 8-18-00277 Decal, Warning (Gasoline Only) 1
17 8-18-00454 ALTO - Decal 1
18 8-18-00453 Decal - A-L 3
19 8-18-00348 Decal, Maintenance Chart 1
20 8-50-00014 Nameplate 1
21 8-50-05050 Pad, Brake Pedal 1
22 8-50-05055 Pad, Forward/Reverse Pedal 1
23 8-50-05052 Pad, Drive Compartment Floor 1
24 7-50-05136 Pad, Frame Edge 1
25 2-00-04115 Pop Rivet 2
26 8-18-00355 Decal - Diesel Starting 1
27 8-18-00377 Decal, Glow Plug (Diesel) 1
28 8-18-00364 Decal - Pneu Lock-Ring Warning 1
29 8-18-00365 Decal - Lock-ring Wheel Warning 1
30
31 7-18-00228 Decal - Patent 1
C-0186
DECALS - PARTS LIST

American-Lincoln 2-77
3366XP
13
6
11
14
2
13
6
5
26
3
22
24
23
10
18
11 17 84
12
17
716
20
29
25
1
9
1
19
15
1
28
8
C-0186/0009
21
27
18
9
18
31
DECALS - EXPLODED VIEW

2-78 American-Lincoln
3366XP
NOTES

American-Lincoln 3-1
3366XP
Safety Air Cleaner ................................................................................................................................... 3-2
Broom Options ........................................................................................................................................ 3-3
Back-up Alarm ........................................................................................................................................ 3-4
Blower Attachment .................................................................................................................................. 3-5
Cab .................................................................................................................................................. 3-6
CDC Compressor & Air Intake ................................................................................................................. 3-8
CDC Air Filter .......................................................................................................................................... 3-10
Circuit Breakers for Cab .......................................................................................................................... 3-12
Defroster Fan .......................................................................................................................................... 3-13
Dome Light ............................................................................................................................................. 3-14
Ford VSG 413 Engine Shutdown ............................................................................................................. 3-15
Ford VSG 425 Engine Shutdown ............................................................................................................. 3-16
Perkins 104.19 Engine Shutdown ............................................................................................................ 3-17
Fire Extinguisher ..................................................................................................................................... 3-18
Flame Arresting Gas Cap ........................................................................................................................ 3-19
Hot Water Heater (Cab) Ford VSG 413 ................................................................................................... 3-20
Hot Water Heater (Cab) Ford VSG 425 ................................................................................................... 3-22
Hot Water Heater (Cab) Perkins Diesel ................................................................................................... 3-24
Lights Option........................................................................................................................................... 3-26
Turn Signal & Brake Light Options .......................................................................................................... 3-28
Side Broom Light .................................................................................................................................... 3-30
Warning Light Option .............................................................................................................................. 3-32
Warning Light Option w/ Overhead Guard ................................................................................................ 3-34
Warning Light Option w/ Cab ................................................................................................................... 3-36
Overhead Guard ...................................................................................................................................... 3-38
Work Light Option ................................................................................................................................... 3-39
Ford 413 LP Engine (IMCO) .................................................................................................................... 3-40
LP Tank System ..................................................................................................................................... 3-42
Oxy-Catalytic Muffler ............................................................................................................................... 3-44
Pressurizer (Cab) .................................................................................................................................... 3-46
Suspension Seat Option ......................................................................................................................... 3-48
Timed Shaker Motors .............................................................................................................................. 3-49
Left Side Broom Option ........................................................................................................................... 3-50
Vacuum Side Brooms Option .................................................................................................................. 3-52
Tire Options ............................................................................................................................................ 3-54
Windshield Wipers (Cab) ......................................................................................................................... 3-55
Vacuum Wand Option ............................................................................................................................. 3-56
Wet Sweep Bypass Option ..................................................................................................................... 3-58
Filter Warning System Option ................................................................................................................. 3-60
Ford 413 Exhaust System ...................................................................................................................... 3-62
Ford 425 LP System (OHG Carburetor) ................................................................................................... 3-64
Ford 425 LP System ............................................................................................................................... 3-66
Pulse - Air³ .............................................................................................................................................. 3-68
Pulse – Air³ - Electrical Schematic .......................................................................................................... 3-70
Pulse – Air³ - Hydraulics .......................................................................................................................... 3-72
Index .................................................................................................................................................. 3-73
Warranty ................................................................................................................................................. 3-77
TABLE OF CONTENTS - CHAPTER 3

3-2 American-Lincoln
3366XP
KEY NO. PART NUMBER DESCRIPTION QTY
1 8-23-03064 Wing Nut Assembly 1
2 8-24-04111 Filter Element 1
3 8-24-04106 Filter Element 1
P-4839
SAFETY AIR CLEANER
END CAP
12AIR CLEANER
TO CARBURETOR
P-4839/9607

American-Lincoln 3-3
3366XP
KEY NO. PART NUMBER DESCRIPTION QTY
1 8-08-03202 Proex and Wire 1
1 8-08-03204 Proex 1
1 8-08-03191 Natural Fiber and Wire 1
1 8-08-03207 Nylon 1
1 8-08-03209 Nylon (Herringbone) 1
1 8-08-03210 Fiber and Wire, High Density 1
1 8-08-03214 Poly and Wire 1
2 8-08-03212 Black Prolene 1
2 8-08-03211 Nylon 1
3 8-08-03199 Wire Broom 1
4 8-58-05248 Plate 1
5 2-00-04121 Screw, #10 - 13 x .750 RHW 3
P-4195-1
BROOM OPTIONS
2
3
4
5
1
P4195B

3-4 American-Lincoln
3366XP
KEY NO. PART NUMBER DESCRIPTION QTY
1 2-00-00624 Nut, Hex MS #6-32 x .312 x .109 2
2 7-82-00009 Mechanical Switch 1
3 2-00-05060 Screw, #6-32 x 1.250 RHM 2
4 2-00-01499 Lock Washer, Helical Spring #6 Med 2
5 2-00-00455 Flat Washer, .375 x .156 x .046 2
6 2-00-04808 Terminal, #8 Screw 2
7 8-32-09009 Backup Alarm 1
8 2-00-04282 Terminal, .31 Ring 1
9 2-00-04578 Terminal, Male Bullet 1
10 2-00-00213 Screw, 5/16 - 18 x .625 HHC 2
11 2-00-02303 Lock Washer, 5/16 Int. 2
12 2-00-00409 Flat Washer, .687 x .343 x .062 2
13 2-00-00585 Nut, Hex 5/16 - 18 x .500 x .265 2
14 8-11-00044 Boot 1
15 8-64-00008 Circuit Breaker 1
16 8-11-00015 Terminal 1
17 7-35-00013 Insulation 1
P-4879
BACK-UP ALARM - PARTS LIST

American-Lincoln 3-5
3366XP
14
15
16
9
13
11
7
12
10
8
24
BACKUP ALARM
WITHCAB
1
4
6
2
17
5
3
11
24
WIRING
HARNESS
NO
COM.
11
A
11
2525
25A
B
FROM
HARNESS
24
9
7
13 11
8
12
10
BACKUP ALARM
WITHOUT CAB
BLK
REDORWHITE
REDOR WHITE
BLK
P4879
BACK-UP ALARM - EXPLODED VIEW

3-6 American-Lincoln
3366XP
KEY NO. PART NUMBER DESCRIPTION QTY
1 8-16-07319 Hopper Lid Ref.
2 2-00-01481 Screw, 5/16 - 18 x 1.000 RHM 4
3 8-08-00622 Latch Bracket 1
4 2-00-00530 Lock Washer, Helical Spring 5/16 Med 4
5 2-00-00585 Nut, Hex 5/16 - 18 x .500 x .265 4
6 8-08-00670 Blower Component Storage Bracket 1
7 8-21-07019 90° Elbow Adapter 1
8 8-11-00034 Cap 4
9 8-89-00002 Wand Section 2
10 8-33-02121 Hose 1
11 8-07-06018 Transition Box 1
12 2-00-00672 Wing Nut, 1/4 - 20 3
13 2-00-00594 Nut, Hex 1/4 - 20 x .437 x .218 3
14 2-00-02706 Screw, 1/4 - 20 x 1.000 HHM 3
P-4988
BLOWER ATTACHMENT
1
2
3
4
5
4
5
6
7
8
9
10
11
12
13
14
P4988

American-Lincoln 3-7
3366XP
KEY NO. PART NUMBER DESCRIPTION QTY
1 0880-414 Cab (SIMS) (as purchased) 1
1 0880-415 Cab (Low Clearance) (SIMS) 1
2 2-00-02360 Nut, Hex 3/8 - 16 x .562 x .328 3
3 2-00-02310 Lock Washer, Helical Spring 3/8 Med 3
4 2-00-00402 Flat Washer, .750 x .390 x .093 3
5 2-00-00233 Screw, 3/8 - 16 x 1.000 HHC 3
6 2-00-01254 Screw, 1/2 - 13 x 1.500 HHC 1
7 2-00-02312 Lock Washer, Helical Spring 1/2 Med 3
8 2-00-00405 Flat Washer, 1.062 x .531 x .093 5
9 2-00-00596 Nut, Hex 1/2 - 13 x .750 x .437 2
10 2-00-02618 Screw, 1/2 - 13 x 3.500 HHC 2
11
12 7-13-07096 Clamp - Adjustable
13 8-11-00015 Connector 4
14
15
16
17 8-18-00324 Decal - Door Latch “OPEN” 1
18 8-18-00460 Decal - 3366 1
19 8-18-00461 Decal - 3366XP 1
P-4846/9907
CAB
1
2
3
4
5
10
8
7
9
8
17
7
6
2
3
4
5
P-4846/9907
*NOTE: INSTALL CAB WIRE
UNDERDASH

3-8 American-Lincoln
3366XP
KEY NO. PART NUMBER DESCRIPTION QTY
1 2-00-02360 Nut, Hex 3/8 - 16 x .562 x .328 4
2 2-00-02310 Lock Washer, Helical Spring 3/8 Med 8
3 8-08-00718 Bracket 1
4 2-00-00233 Screw, 3/8 - 16 x 1.000 HHC 8
5 2-00-00594 Nut, Hex 1/4 - 20 x .437 x .218 4
6 2-00-00518 Lock Washer, Helical Spring 1/4 Med 4
7 2-00-00221 Screw, 1/4 - 20 x .750 HHC 4
8 8-60-00172 Pulley (FORD ) 1
8 7-60-00173 Pulley (PERKINS 104.19) 1
9 2-00-05017 V-Belt, 46.00 x .437 x .312 (FORD) 1
9 2-00-01043 Belt, Compressor Drive (PERKINS 104.19) 1
10 2-00-04477 37° JIC 90° Elbow M, 1/4-18 9/16-18 4
11 2-00-04856 Hose Fit Barbed, F 37 JIC Swivel 9/16-18 5
12 2-00-04498 Male Branch Tee, 1/2-14 M-F 1
13 2-00-04499 37° JIC Male Conn., 1/4-18 x 9/16-18 1
14 8-33-02166 Hose, 1
15 8-33-02240 Hose, Compressor to Solenoid 1
16 0890-006-1 Compressor 1
17 8-08-00658 Compressor Bracket 1
18 8-33-02241 Hose, 1
19* 2-00-02216 Hose Clamp, 1.562 - 2.500 3
20* 8-33-02234 Hose, 1
21* 8-16-05021 Coupling 1
22 2-00-03702 Flat Washer, .625 x .281 x .062 4
23 2-00-00402 Flat Washer, .750 x .390 x .093 8
24 2-00-05032 Pipe Reducer Coupling, 1/4 NPT-1/8 NPT 1
25 2-00-03702 Flat Washer, .625 x .281 x .062 1
26 2-00-05031 Pipe Nipple, 1/8 NPT x 1.500 (FORD Only) 1
27 2-00-02519 Pipe Nipple CLS, 1/8 NPT (FORD Only) 1
28 8-08-00719 Bracket 1
29 8-60-00171 Bushing (PERKINS 104.19) 1
NS 2-00-02084 V-Belt, 31.500 x .375 x .312 1
(Alternator & Belt Drive-FORD 413 Only)
*Order and position vary with installed engine.
0880-521 CDC Option for FORD 423 Engine
0880-522 CDC Option for PERKINS Engine
P-4892
CDC COMPRESSOR & AIR INTAKE - PARTS LIST

American-Lincoln 3-9
3366XP
27 25
26
25
24
13
21
11
18
FRAME
1
2
3
23
2
4
23
20
5
6
22
7
8
9
29
10
12
10
11
11
14
10
11
15
TO HOPPER
16
17
28
19
P-4892
CDC COMPRESSOR & AIR INTAKE - EXPLODED VIEW

3-10 American-Lincoln
3366XP
KEY NO. PART NUMBER DESCRIPTION QTY
1 0880-422 CDC Filter Assembly 1
8-24-04142 CDC Hopper Filter 1
2 8-33-02239 Hose 1
3 2-00-04856 Hose Fit. Barbed, F 37° JIC Swivel 9/16-18 3
4 2-00-05001 37° JIC Adapter, 9/16-18 | 3/8-18 1
5 8-33-02239 Hose, 1
6 2-00-04857 37° JIC 90° Bulkhead Union El, 9/16-18 1
7 2-00-04345 Ty-Rap 1
8 7-13-07096 Clamp 4
9 0880-431 *Debris Guard Assembly 4
10 * Screw, 3/8 - 16 x 1.000 HHC 15
11 * Flat Washer, 3/8 15
12 * Lock Washer, 3/8 15
13 * Lock Nut, Hex 3/8 - 16 15
14 8-32-06096 Hopper, Ref.
15 8-16-07320 Hopper Lid, Ref.
16 2-00-00239 Screw, 1/2 - 13 x 1.000 HHC 1
17 2-00-00405 Flat Washer, 1.062 x .531 x .093 2
18 2-00-02312 Lock Washer, Helical Spring 1/2 Med 1
19 2-00-02371 Nut, Hex Jam 1/2 - 13 x .750 x .312 1
20 2-00-04757 Plug Button, .375 4
21 8-70-00069 Stepper Operator Valve Assembly 1
22 8-58-05247 Plate 1
23 2-00-00221 Screw, 1/4 - 20 x .750 HHC 4
24 2-00-01676 Flat Washer, 1 1/16 x 17/64 x 1/16 4
25 2-00-00518 Lock Washer, Helical Spring 1/4 Med 4
26 2-00-00594 Nut, Hex 1/4 - 20 x .437 x .218 4
N/S 0880-336 Timer Repair Kit 1
N/S 0880-465 Flushing Valve Repair Kit 1
N/S 0880-512 Filter Seal Repair Kit 1
*Part of Debris Guard Assembly 0880-431
0880-521 CDC Option for FORD 423 Engine
0880-522 CDC Option for PERKINS Engine
P-4893-1
CDC AIR FILTER - PARTS LIST

American-Lincoln 3-11
3366XP
HOSE
ROUTING
TO AIRCOMPRESSOR
CENTERPOST
7
8
10
11
15
9
12
13
2
3
4
16
21
20
14
19 18
17
6
3
5
1
P4893a
CDC AIR FILTER - EXPLODED VIEW

3-12 American-Lincoln
3366XP
KEY NO. PART NUMBER DESCRIPTION QTY
1 8-11-00044 Boot 1
2 8-64-00008 Circuit Breaker (15 AMP) 1
P-4869
CIRCUIT BREAKERS FOR CAB
1
2
BACKSIDEOF INSTRUMENT
PANEL
FROMWIRE
HARNESS
37 11
A
11
25
A
25
B
P4869

American-Lincoln 3-13
3366XP
KEY NO. PART NUMBER DESCRIPTION QTY
1 0880-413 Defroster Fan 1
2 8-11-00015 Connector 1
3 2-00-00049 Screw, #10 - 24 x .500 RHM 4
P-4867
DEFROSTER FAN
3
2
1
P4867

3-14 American-Lincoln
3366XP
KEY NO. PART NUMBER DESCRIPTION QTY
1 8-11-00015 Connector, 1
2 8-40-05031 Dome Light 1
3 2-00-00044 Screw, #8 - 32 x .500 THM 3
P-4850
DOME LIGHT
1
2
3
P4850

American-Lincoln 3-15
3366XP
79
GS
10
1
26
3
4
51234
GS
7
8
1234
11
EXISTING
WATER
LINE
EXISTING
ASSEMBLY
15
20
1421
12
13
16
17
19
18
4
17
8
53
19
18
NO
CNCNC
C
NO
P4832
KEY NO. PART NUMBER DESCRIPTION QTY
1 8-64-00004 Relay, Automatic Override 1
2 8-90-07365 Wire, (GS) to Auto. Override #4 1
3 8-90-07370 Wire, Auto. Over. #3 to Pressurestat (NO) 1
4 8-90-07366 Wire, Alarmstat (C) to Butt Splice 1
5 8-90-07367 Wire, Auto. Over #1 to Alarmstat (C) 1
6 2-00-04312 Screw, #10 - 24 x .625 T/C HH 2
7 8-90-07364 Wire, Warning Light to Bullet Plug 1
8 8-90-07368 Wire,Bullet Recept.to Pressurestat(NC) 1
9 8-90-07371 Wire, (GS) to Warning Light 1
10 7-40-05028 Warning Light 1
11 2-00-04345 Ty-Rap 10
12 2-00-03407 Clamp, Hose 1
13 2-95-02537 Pipe Tee, 1/2 NPT 1
14 2-00-04616 Street Elbow, 90 1/2-14 M-F 1
15 7-25-02040 Straight Barb Stem, 1/2-14 1
16 8-09-01070 Bushing, 3/8 NPT x 1/2 NPT 1
17 8-63-05011 Regulator, Alarmstat 1
18 8-90-07369 Wire, Pressure.(NC) to Alarmstat(NO)
& Pressurestat(C) to Alarmstat(NO) 2
19 8-63-05013 Regualtor, Pressurestat 1
20 7-29-00174 Gasket 1
P-4832
FORD 413 VSG ENGINE SHUTDOWN

3-16 American-Lincoln
3366XP
KEY NO. PART NUMBER DESCRIPTION QTY
1 8-64-00004 Relay, Automatic Override 1
2 8-90-07365 Wire, (GS) to Auto. Override #4 1
3 8-90-07374 Wire, Auto. Over. #1 to Alarmstat (C) 1
4 8-90-07366 Wire, Alarmstat (C) to Butt Splice 1
5 8-63-05013 Regulator, Pressurestat 1
6 2-00-04312 Screw, #10 - 24 x .625 T/C HH 2
7 8-90-07364 Wire, Warning Light to Bullet Plug 1
8 8-90-07373 Wire,Bullet Recept.to Pressurestat(NC) 1
9 8-90-07371 Wire, (GS) to Warning Light 1
10 7-40-05028 Warning Light 1
11 2-00-04345 Ty-Rap 10
12 8-63-05011 Regulator, Alarmstat 1
13 8-90-07369 Wire, Alarmstat to Pressurestat 2
14 8-90-07374 Wire, Auto. Override #3 to Press.(NO) 1
15 8-09-01070 Bushing, 3/8 NPT x 1/2 NPT 1
16 2-00-04638 Pipe Reducer, 3/8 NPT x 1/2 NPT 1
17 2-95-02537 Pipe Tee, 1/2 NPT 1
18 2-00-02474 Pipe Plug, 1/2 NPT 1
P-4832-a
FORD LRG 425 ENGINE SHUTDOWN

American-Lincoln 3-17
3366XP
KEY NO. PART NUMBER DESCRIPTION QTY
1 8-64-00004 Relay, Automatic Override 1
2 8-90-07365 Wire, (GS) to Automatic Override #4 1
3 2-00-04312 Screw, #10 - 24 x .625 T/C HH 2
4 8-90-07364 Wire, Warning Light to Bullet Plug 1
5 8-90-07371 Wire, (GS) to Warning Light 1
6 7-40-05028 Light, Warning 1
7 8-90-07398 Wire, (AO #1) to Alarmstat C 1
8 8-90-07399 Wire, (AO #2) to Butt Splice 1
9 8-90-07400 Wire, (AO #3) to Pressurestat (NO) 1
10 2-00-04345 Ty-Rap 11
11 8-90-07403 Wire,Bullet Receptacle to Pressurestat (NC) 1
12 8-90-07402 Wire, Pressurestat(C) to Alarmstat(NC) 1
13 8-90-07401 Wire, Pressurestat(NC) to Alarmstat(NC) 1
14 8-63-05012 Regulator, Alarmstat 1
15 8-09-01070 Bushing, 3/8-1/2 NPT 1
16 2-00-02474 Pipe Plug, 1/2 NPT 1
17 2-95-02537 Tee 1
18 2-00-04638 Reducer, 3/8 to 1/2 1
19 8-63-05013 Regulator, Pressurestat 1
P-5115
PERKINS 104.19 ENGINE SHUTDOWN
456
1
23
8
9
7
1234
1234
YEL
YEL
BRN
BRN
GRN
GRN
4
11
10
911 12137
19
GRN
GRN
TO AO#3
TO AO#3
NO
NO
C
GRN
GRN
BLU
BLU
NC
NC
TO WARNING
LIGHT
TO WARNING
LIGHT
NO
NO
CNC
NC
YEL
YEL
TO AO#1
TO AO#1
GRN
GRN
YEL
YEL
BRN
BRN
10
14
14
8
15
15
17
16
18
TO AO#2
TO AO#2
P5115

3-18 American-Lincoln
3366XP
KEY NO. PART NUMBER DESCRIPTION QTY
1 8-83-04033 Fire Extinguisher 1
2 2-00-00221 Screw, 1/4 - 20 x .750 HHC 4
3 2-00-00518 Lock Washer, Helical Spring 1/4 Med 8
4 2-00-03546 Nut, Hex MS 1/4 - 20 x .437 x .187 8
5 2-95-01998 Screw, #1/4 - 10 x .750 T/F RH 4
6 8-83-04023 Fire Extinguisher (In Hopper) 1
7 8-30-05111 Fire Extinguisher Cover 1
8 2-00-00447 Flat Washer, 1.250 x .281 x .089 4
9 2-00-00641 Nut, Hex Fiber Insert 1/4 - 20 3
10 2-00-03702 Flat Washer, .625 x .281 x .062 3
11 2-00-00051 Screw, 1/4 - 20 x .750 RHM 7
P-4872
FIRE EXTINGUISHER
P4872

American-Lincoln 3-19
3366XP
KEY NO. PART NUMBER DESCRIPTION QTY
1 8-11-00024 Flame Arresting Gas Cap 1
P-4875
FLAME ARRESTING GAS CAP
1
P4875

3-20 American-Lincoln
3366XP
KEY NO. PART NUMBER DESCRIPTION QTY
1 2-00-04328 Street Elbow 90°, 1/2 NPT 3
2 7-25-02040 Fitting - 1/2 NPT x 5/8 Nose 3
3 2-00-03407 Hose Clamp, .562 - 1.062 4
4 * Heater Hose, 5/8 1
5 2-00-01987 Flat Washer, .437 x .200 x .036 4
6 2-00-00519 Lock Washer, Helical Spring #10 Med 2
7 2-00-03059 Screw, #10 - 24 x .375 RHM 2
8 * Heater Assembly 1
9 * Mounting Bracket 1
10 * Flat Washer 3
11 * Lock Washer 3
12 * Nut 3
13 * Hose Clamp 4
14 2-00-03404 Hose Clamp, 1.062 - 2.000 2
15 * Adapter 1
16 Heater Hose, 5/8 x 39 1
17 Heater Hose, 5/8 x 39 1
18 2-00-00208 Screw, 5/16 - 18 x .750 HHC 2
19 2-00-00585 Nut, Hex 5/16 - 18 x .500 x .265 2
20 2-00-00530 Lock Washer, Helical Spring 5/16 2
21 2-00-00409 Flat Washer, .687 x .343 x .062 2
22 * Hose, 5/8 x 67 1
23 8-88-00043 Heat Valve 1
24 2-00-04479 Connector, 3 wire 1
25 * Switch Mounting Bracket 1
26 * Switch 1
27 8-90-07379 Wire, Heater Switch to Power 1
28 8-90-07378 Wire, Heater Switch to Heater 1
29 8-08-07048 Edging 1
30 8-18-00331 Decal, Heater Valve 1
* Part of Heater Kit # 0880-410
All the Above Parts are Heater Option #0880-603-1
P-4848/9512
HOT WATER HEATER (CAB) FORD VSG 413 - PARTS LIST

American-Lincoln 3-21
3366XP
9
8
28
27
242526
23
1
2
3
1
2
3
22
21
20
19
18
13
17 16 29
12330 4567891011 12 13
13 3
1415
TO WATERPUMP
EXISTING LOWER RADIATOR
HOSE CUT TO FIT ADAPTER
P4848
HOT WATER HEATER (CAB) FORD VSG 413 - EXPLODED VIEW

3-22 American-Lincoln
3366XP
KEY NO. PART NUMBER DESCRIPTION QTY
1 2-00-04328 Street Elbow 90°, 1/2 NPT 3
2 7-25-02040 Fitting - 1/2 NPT x 5/8 Nose 5
3 2-00-03407 Hose Clamp, .562 - 1.062 6
4 * Heater Hose, 5/8 1
5 2-00-01987 Flat Washer, .437 x .200 x .036 4
6 2-00-00519 Lock Washer, Helical Spring #10 Med 2
7 2-00-03059 Screw, #10 - 24 x .375 RHM 2
8 * Heater Assembly 1
9 * Mounting Bracket 1
10 * Flat Washer 3
11 * Lock Washer 3
12 * Nut 3
13 * Hose Clamp 4
14 2-00-03404 Hose Clamp, 1.062 - 2.000 2
15 * Adapter 1
16 Heater Hose, 5/8 x 39 1
17 Heater Hose, 5/8 1
18 2-00-00208 Screw, 5/16 - 18 x .750 HHC 2
19 2-00-00585 Nut, Hex 5/16 - 18 x .500 x .265 2
20 2-00-00530 Lock Washer, Helical Spring 5/16 2
21 2-00-00409 Flat Washer, .687 x .343 x .062 2
22 * Heater Hose 5/8 1
23 8-88-00043 Heat Valve 1
24 2-00-04479 Connector, 3 wire 1
25 * Switch Mounting Bracket 1
26 * Switch 1
27 8-90-07379 Wire, Heater Switch to Power 1
28 8-90-07378 Wire, Heater Switch to Heater 1
29 8-64-00008 Circuit Breaker 15 Amp 1
30 8-11-00044 Boot 1
31 8-08-07048 Edging 1
32 8-18-00331 Decal, Heater Valve 1
* Part of Heater Kit # 0880-410
All the Above Parts are Heater Option #0880-603-1
P-4848-3/9512
HOT WATER HEATER (CAB) FORD LRG 425 - PARTS LIST

American-Lincoln 3-23
3366XP
9
8
28
27
242526
23
1
2
3
1
2
3
22
21
20
19
18
13
17 16 29
12330 4567891011 12 13
13 3
1415
TO WATERPUMP
EXISTING LOWER RADIATOR
HOSE CUT TO FIT ADAPTER
P4848x
HOT WATER HEATER (CAB) FORD LRG 425 - EXPLODED VIEW

3-24 American-Lincoln
3366XP
KEY NO. PART NUMBER DESCRIPTION QTY
1 2-00-04328 Street Elbow 90°, 1/2 NPT 3
2 7-25-02040 Fitting - 1/2 NPT x 5/8 Nose 3
3 2-00-03407 Hose Clamp, .562 - 1.062 2
4 * Heater Hose, 5/8 1
5 2-00-01987 Flat Washer, .437 x .200 x .036 4
6 2-00-00519 Lock Washer, Helical Spring #10 Med 2
7 2-00-03059 Screw, #10 - 24 x .375 RHM 2
8 * Heater Assembly 1
9 * Mounting Bracket 1
10 * Flat Washer 3
11 * Lock Washer 3
12 * Nut 3
13 * Hose Clamp 4
14 2-00-03404 Hose Clamp, 1.062 - 2.000 2
15 * Adapter 1
16 Hose, 5/8 x 39 1
17 Hose, 5/8 1
18 2-00-00208 Screw, 5/16 - 18 x .750 HHC 2
19 2-00-00585 Nut, Hex 5/16 - 18 x .500 x .265 2
20 2-00-00530 Lock Washer, Helical Spring 5/16 2
21 2-00-00409 Flat Washer, .687 x .343 x .062 2
22 * Heater Hose, 5/8 x 67 1
23 8-88-00043 Heat Valve 1
24 2-00-04479 Connector, 3 wire 1
25 * Switch Mounting Bracket 1
26 * Switch 1
27 8-90-07379 Wire, Heater Switch to Power 1
28 8-90-07378 Wire, Heater Switch to Heater 1
29 8-64-00008 Circuit Breaker, 15 AMPS 1
30 8-11-00044 Boot 1
31 8-08-07048 Edging 1
32 2-00-02374 Pipe Plug - 1/2 N.P.T. 1
33
34
35 8-18-00331 Decal - Heater Valve 1
36
37 2-00-04638 Nipple - 3/8-1/2 N.P.T. 1
38 2-95-02527 Elbow - 90º 1/2 N.P.T. 1
39 2-00-05318 Fitting - Barbed Union (5/8 Hose) 1
*Part of Heater Kit # 0880-410
All the Above Parts are Heater Option #0880-603-1
C-0308/0009
HOT WATER HEATER (CAB) PERKINS DIESEL - PARTS LIST

American-Lincoln 3-25
3366XP
23
1
2
3
32
21
20
19
18
13
17 16 31
12333 45678910
11 12
13
1415
134
22
2
13
WITH KYSOR
SHUTDOWN
WITHOUT KYSOR
SHUTDOWN
30
29
11
A
11
25
25
37
25A
B
FROM
HARNESS
24
27
26
28
25
C0308
HOT WATER HEATER (CAB) PERKINS DIESEL - EXPLODED VIEW

3-26 American-Lincoln
3366XP
HEADLIGHTS/TAILLIGHTS
KEY NO. PART NUMBER DESCRIPTION QTY
1 2-00-04876 Screw, 1/4 - 20 x .500 BHS Nylock 16
2 2-00-00501 Lock Washer, 1/4 Int 32
3 8-08-00745 Knockout Light Bracket 4
4 8-40-05029 Taillight 2
5 8-08-00599 Backing Plate 4
6 2-00-00594 Nut, Hex 1/4 - 20 x .437 x .218 16
7 8-90-07358 Ground Wire 4
8 8-40-05028 Headlight 2
9 2-00-04578 Male Bullet Plug 6
10 2-00-00220 Screw, 1/4 - 20 x .625 HHC 2
11 2-00-03061 Screw, #10 - 24 x .500 RHM 2
12 8-82-00039 Bracket Switch 1
13 8-08-00611 Brake Switch Mounting Bracket 1
14 2-00-00519 Lock Washer, Helical Spring #10 Med 2
15 2-00-00605 Nut, Hex MS #10 - 24 x .375 x .125 2
16 2-00-03546 Nut, Hex MS 1/4 - 20 x .437 x .187 2
17 2-00-00518 Lock Washer, Helical Spring 1/4 Med 2
18 2-00-00409 Flat Washer, 1/4 18
P-4624
LIGHT SWITCH
KEY NO. PART NUMBER DESCRIPTION QTY
1 8-82-00027 Light Switch 1
2 8-28-05012 Fuse - 20 Amp 1
P-4501
INSTRUMENT LIGHTS
KEY NO. PART NUMBER DESCRIPTION QTY
1 8-40-05030 Instrument Light and Lead 4
2 2-00-04588 Wire Nut 1
P-4594/9512
NOTE:
0880-351 Includes: Headlights, Taillights and Instrument Lights
0880-354 Includes: Headlights, Taillights, Instrument Lights and Brake Lights
P4624
LIGHTS OPTION - PARTS LIST

American-Lincoln 3-27
3366XP
1234
95
6
9
18
7
218 17 16
15
14
13
12
10
11 BRAKE ARM
2
7
18
6
5
9
8
3
2
1
PANEL20
HARNESS
13 13
A
18
C
19
LIGHTSWITCH
21
22
MAIN
HARNESS
VM
FG
WT
OP HM
13
A
P-4624/9511
LIGHTS OPTION - EXPLODED VIEW

3-28 American-Lincoln
3366XP
TURN SIGNALS
KEY NO. PART NUMBER DESCRIPTION QTY
1 2-00-04876 Screw, 1/4 - 20 x .500 BHS Nylock 16
2 2-00-00501 Lock Washer, 1/4 Int. 32
3 8-08-00745 Knockout Light Bracket 4
4 8-40-05028 Head Light 2
5 8-08-00599 Backing Plate 4
6 8-40-05027 Turn Signal Light 4
7 2-00-04578 Bullet Plug (Male) 11
8 8-90-07358 Ground Wire 8
9 2-00-00594 Nut, Hex 1/4 - 20 x .437 x .218 18
10 8-40-05029 Tail Light 2
11 2-00-00409 Flat Washer, 1/4 18
12 2-00-00518 Lock Washer, Helical Spring 1/4 Med 2
13 2-00-00220 Screw, 1/4 - 20 x .625 HHC 2
14 2-00-00605 Nut, Hex MS #10 - 24 x .375 x .125 2
15 2-00-00519 Lock Washer, Helical Spring #10 Med 2
16 8-08-00611 Brake Switch Mounting Bracket 1
17 8-82-00039 Bracket Switch 1
18 2-00-03061 Screw, #10 - 24 x .500 RHM 2
19 2-00-03546 Nut, Hex MS 1/4 - 20 x .437 x .187 2
20 8-11-00044 Circuit Breaker Boot 1
21 8-64-00008 Circuit Breaker (15A) 1
22 8-11-00015 Terminal 1
TURN SIGNAL SWITCH
KEY NO. PART NUMBER DESCRIPTION QTY
1 8-82-00025 Turn Signal Switch 1
2 2-00-01128 Terminal - Butt Splice 1
3 2-00-01994 Screw - 8 - 15 x .750 Sht. Mtl. 1
4 2-14-03197 Rubber Washer 1
LIGHT SWITCH
KEY NO. PART NUMBER DESCRIPTION QTY
1 8-82-00027 Light Switch 1
2 8-28-05012 Fuse - 20 Amp 1
INSTRUMENT LIGHTS
KEY NO. PART NUMBER DESCRIPTION QTY
1 8-40-05030 Instrument Light and Lead 4
2 2-00-04588 Wire Nut 1
NOTE:
0880-355 Includes: Headlights, Taillights, Instrument Lights, Brake Lights and Turn Signals
P-4625/9512
TURN SIGNAL & BRAKE LIGHT OPTIONS - PARTS LIST

American-Lincoln 3-29
3366XP
12310
75
9
6
11
8
211 12 19
14
15
16
17
13 18 BRAKE ARM
2
8
11
9
5
7
6
3
2
1
PANEL2
HARNESS
13 13
A
18
C
1
LIGHTSWITCH
1
2
MAIN
HARNESS
VM
FG
WT
OP HM
13
A
INSTRUMENT
PANEL
20
21 22
11A
11
25A
25B
FROMHARNESS
FROMHARNESS
TO
WIRING
HARNESS
BUTT SPLICE
CONNECTOR
FUSE HOLDER
FLASHER
11
A11
B
10
8
1
3
4
2
TURN SIGNAL SWITCH
8
7
4
P-4625/9512
TURN SIGNAL & BRAKE LIGHT OPTIONS - EXPLODED VIEW

3-30 American-Lincoln
3366XP
SIDE BROOM LIGHT
KEY NO. PART NUMBER DESCRIPTION QTY
1 2-00-00233 Screw, 3/8-16 x 1.00 HHC 2
2 2-00-00505 Lock Washer, 3/8 Int 4
3 8-08-00612 Side Light Bracket 1
4 8-40-05028 Light 1
5 8-58-05233 Retainer Plate 1
6 8-90-07358 Ground Wire 1
7 2-00-00501 Lock Washer, 1/4 Int 2
8 2-00-00221 Screw, 1/4-20x.750 HHC 2
9 2-00-04578 Male Connector 1
10 2-00-00584 Nut, Hex 3/8-24 x.562 x.328 2
LIGHT SWITCH
KEY NO. PART NUMBER DESCRIPTION QTY
1 8-82-00027 LightSwitch 1
2 8-28-05012 Fuse-20Amp 1
P-4729
SIDE BROOM LIGHT - PARTS LIST

American-Lincoln 3-31
3366XP
FRONTBUMPER
210
8
7
11
6
5
4
3
2
1
9
PANEL2HARNESS
13 13
A
18
C
1
LIGHTSWITCH
P-4729/9511
SIDE BROOM LIGHT - EXPLODED VIEW

3-32 American-Lincoln
3366XP
ROTATING LIGHT
KEYNO. PART NUMBER DESCRIPTION QTY
1 8-40-05010 Red 1
1 8-40-05039 Yellow 1
2 2-00-04578 Connector 1
3 2-00-00491 Grommet, .750 x .375 x .375 x .125 1
4 2-00-00512 LockWasher, #10 Int 1
FLASHING LIGHT
KEY NO. PART NUMBER DESCRIPTION QTY
5 8-40-05033 Red 1
5 8-40-05033-1 Amber 1
6 2-00-04578 Connector 1
7 2-00-00491 Grommet, .750 x .375 x .375 x .125 1
8 2-00-00512 Lock Washer, #10 Int 2
9 2-00-04897 Screw, #10-24 x1.250 TH 2
10 2-00-00605 Nut, HexMS#10-24 x .375 x .125 2
11 2-00-00426 FlatWasher, .500 x .218 x .062 2
STROBE LIGHT
KEYNO. PARTNUMBER DESCRIPTION QTY
12 8-40-05018 Red 1
12 8-40-05018-1 Yellow 1
13 2-00-00838 Terminal 1
14 2-00-00491 Grommet, .750 x .375 x .375 x .125 1
15 2-00-00512 Lock Washer, #10 Int 2
16 2-00-04578 Connector 1
17 2-00-04341 Grommet, .875 x .375 x .375 x .125 1
18 2-00-03063 Screw, #10-24 x.750 TH 2
19 2-00-00605 Nut, Hex MS #10-24 x .375 x .125 2
LIGHT SUPPORT
KEYNO. PART NUMBER DESCRIPTION QTY
20 8-90-07362 Wire Assembly 1
21 2-00-00491 Grommet, .750 x .375 x .375 x .125 1
22 8-81-00145 Weldment 1
INSTRUMENT PANEL
KEYNO. PARTNUMBER DESCRIPTION QTY
23 8-11-00044 Boot 1
24 8-11-00015 Terminal 1
25 8-64-00008 Circuit Breaker (15AMP) 1
P-4835
WARNING LIGHT OPTION - PARTS LIST

American-Lincoln 3-33
3366XP
1
3
7
2
6
4
8
5
9
11
18
12
13
1415
19
16
17
23
20
21
22
25
24
10
P4835
WARNING LIGHT OPTION - EXPLODED VIEW

3-34 American-Lincoln
3366XP
ROTATING LIGHT
KEY NO. PART NUMBER DESCRIPTION QTY
1 8-40-05010 Red 1
1 8-40-05039 Yellow 1
2 2-00-04578 Connector 1
3 2-00-00491 Grommet, .750 x .375 x .375 x .125 1
4 2-00-00512 Lock Washer, #10 Int 1
FLASHING LIGHT
KEY NO. PART NUMBER DESCRIPTION QTY
5 8-40-05033 Red 1
5 8-40-05033-1 Amber 1
6 2-00-04578 Connector 1
7 2-00-00491 Grommet, .750 x .375 x .375 x .125 1
8 2-00-00512 Lock Washer, #10 Int 2
9 2-00-04897 Screw, #10-24 x1.250 TH 2
10 2-00-00605 Nut, Hex MS #10-24 x .375 x .125 2
11 2-00-00426 Flat Washer, .500 x .218 x .062 2
STROBE LIGHT
KEY NO. PART NUMBER DESCRIPTION QTY
12 8-40-05018 Red 1
12 8-40-05018-1 Yellow 1
13 2-00-00838 Terminal 1
14 2-00-00491 Grommet, .750 x .375 x .375 x .125 1
15 2-00-00512 Lock Washer, #10 Int 2
16 2-00-04578 Connector 1
17 2-00-00605 Nut, Hex MS #10-24 x.375 x.125 1
18 2-00-03063 Screw, #10-24 x.750 TH 2
GUARD WIRE & SUPPORT ASSEMBLY
KEY NO. PART NUMBER DESCRIPTION QTY
19 2-00-00221 Screw, 1/4-20 x.750 HHC 4
20 8-90-07363 Wire Assembly 1
21 2-00-00491 Grommet, .750 x .375 x .375 x .125 1
22 2-00-00518 Lock Washer, Helical Spring 1/4 Med 4
23 2-00-00594 Nut, Hex 1/4-20 x .437 x .218 4
24 2-00-03063 Screw, #10-24 x.750 TH 3
25 2-00-04209 Cable Clamp, 3
26 2-00-00426 Flat Washer, .500 x .218 x .062 3
27 2-00-00512 LockWasher, #10 Int 3
28 2-00-00605 Nut, Hex MS #10-24 x .375 x .125 3
29 8-58-05228 Light Support 1
INSTRUMENT PANEL
KEYNO. PART NUMBER DESCRIPTION QTY
30 8-11-00044 Boot 1
31 8-11-00015 Terminal 1
32 8-64-00008 Circuit Breaker (15AMP) 1
P-4841
WARNING LIGHT OPTION W/ OVERHEAD GUARD - PARTS LIST

American-Lincoln 3-35
3366XP
1
3
7
2
6
4
8
5
9
11
18
12 13
14 15
17
30
32
31
10
16
RED
BLACK
19
29
28
27
26
25
24
21
22
23
25 26
28
27
24
21
20
WARNING LIGHT OPTION W/ OVERHEAD GUARD - EXPLODED VIEW

3-36 American-Lincoln
3366XP
ROTATING LIGHT
KEYNO. PART NUMBER DESCRIPTION QTY
1 8-40-05010 Red 1
1 8-40-05039 Yellow 1
2 2-00-04578 Connector 1
3 2-00-00491 Grommet, .750 x .750 x .750 x .125 1
4 2-00-00512 Lock Washer, #10Int 1
FLASHING LIGHT
KEYNO. PART NUMBER DESCRIPTION QTY
5 8-40-05033 Red 1
5 8-40-05033-1 Amber 1
6 2-00-04578 Connector 1
7 2-00-00491 Grommet, .750 x.375 x.125 1
8 2-00-00512 Lock Washer, #10 Int 2
9 2-00-03063 Screw, #10-24 x.750 TH 2
10 2-00-00605 Nut, Hex MS #10-24 x.375 x.125 2
11 2-00-00426 Flat Washer, .500 x.218 x.062 2
STROBE LIGHT
KEY NO. PART NUMBER DESCRIPTION QTY
12 8-40-05018 Red 1
12 8-40-05018-1 Yellow 1
13 2-00-00838 Terminal 1
14 2-00-00491 Grommet, .750 x.375 x.125 1
15 2-00-00512 Lock Washer, #10 Int 2
16 2-00-04578 Connector 1
17 2-00-00605 Nut, Hex MS#10-24 x.375 x.125 2
18 2-00-03063 Screw, #10-24 x.750 TH 2
SUPPORT ASSEMBLY
KEY NO. PART NUMBER DESCRIPTION QTY
19 2-00-00491 Grommet, .750 x.375 x.125 1
20 7-13-07096 Adjustable Clamp 2
INSTRUMENT PANEL
KEY NO. PART NUMBER DESCRIPTION QTY
21 8-11-00044 Boot 1
22 8-64-00008 Circuit Breaker (15AMP) 1
P-4841-1
WARNING LIGHT OPTION W/ CAB - PARTS LIST

American-Lincoln 3-37
3366XP
1
3
7
2
6
4
8
5
9
11
18
12 13
14 15
17
21
22
10
16
RED
BLACK
25
B
25
A
11
A
11
FROM
HARNESS
20
19
WARNING LIGHT OPTION W/ CAB - EXPLODED VIEW

3-38 American-Lincoln
3366XP
KEYNO. PART NUMBER DESCRIPTION QTY
1 7-30-05055 Guard 1
2 8-30-05131 Right Hand Upright Guard 1
3 8-30-05130 Left Hand Upright Guard 1
4 2-00-00240 Screw, 1/2-13 x1.250 HHC 16
5 2-00-00420 Flat Washer, 1.000 x .515 x .0622 4
6 2-00-02312 Lock Washer, Helical Spring 1/2 Med 16
7 2-00-00596 Nut, Hex 1/2-13 x.750 x .515 8
P-4622
OVERHEAD GUARD
4
5
1
5
6
7
3
2
4
6
5
P4622

American-Lincoln 3-39
3366XP
KEY NO. PART NUMBER DESCRIPTION QTY
1 8-40-05002 Rear Work Light 1
2 8-82-00044 Switch, SPST on/off 1
3 2-00-04578 Terminal, Male Bullet 1
P-4870
WORK LIGHT OPTION
INSTRUMENTPANEL
FG WT
HM
LIGHT
SWITCH
SEE CONNECTIONDIAGRAM
WIRING HARNESS
13
A
12
13
B
18
C
13
13
A
2
1
2
3
1
12
REAR WORKLIGHT
WITHOUT CAB
REAR WORKLIGHT
WITHCAB
3
1
12
P4870

3-40 American-Lincoln
3366XP
KEY NO. PART NUMBER DESCRIPTION QTY
1 Throttle Body & Mixer Assembly 1
2 Gasket 1
3 Spacer 1
4 Vacuum Fitting, 1/4-28 Str. x 1/4 Hose 1
5 Vapor Fitting., 3/8 NPT(M) x 5/8 Hose x 90 Elbow 1
6 Lock Washer 5/16 2
7 Metric Hex Nut, M8 x 1.250 4
8 Metric Stud, M8 x 1.250 (43 MMLg.) 2
9 2-60-02294 Fuel Lock Filter 1
10 2-60-02293 Vaporizer/Regulator 1
*11 7-11-04036 Kit, Low LP Switch 1
12 Vacuum Fit., 1/8 NPT(M) x ¼Hose x 90 Elbow 1
13 Fitting,1/4NPT(M) x 1/4 Tube x 90º Elbow 2
14 U-Tube, 1/4 Tube 1
15 Water Fitting, 3/8 NPT(M) x 1/4 Hose x 90 Elbow 2
16 Fitting, 3/8 NPT Street Elbow 1
17 Plug, 1/8 NPT 1
18 Vapor Fitting, ½ NPT(M) x 5/8 Hose x 90 Elbow 1
19 Mounting Plate 1
20 1/4 Hex Bolt, .625" LG. 4
21 1/4 Split Lock Washer, 4
22 1/4 Washer, 4
23 3/8 Hex Bolt x .625” LG. 2
24 3/8 Washer, 2
25 3/8 Splt Lock Washer 2
26 3/8 Hex Nut 2
27 1/4 Vacuum Hose, 21.000" LG. 1
28 Hose Clamp 5
29 5/8 I.D. Water Hose, 20.000" LG. 1
30 5/8 I.D. Water Hose, 9.500" LG. 1
31 5/8 I.D. Vapor Hose, 21.000" LG. 1
32 5/8 Barb x Barb 2
33 3/8 Plug, Hex Head 2
34 Pump Gasket 1
35 Pump Cover 1
36 Tie 1
37 Hose Clamp 3
38 7-33-02246 Hose, 5/16 ID x 54" LG. Ref
39 2-00-04345 Ties Ref
40 7-81-00159 Support Bracket, 1
8-11-04019 I MC OLP Carburetion Kit (Items 1-10 & 12- 37) 1
*Switch Kit (Item 11) must be ordered separately
C-0062/0603
FORD 413 LP ENGINE (IMCO) - PARTS LIST

American-Lincoln 3-41
3366XP
1
7
62
3
2
833
38
32
28
29
34
35
EXISTING
37 32
28
10
30
28
15
18
28
31
23
24
25
26
9
19
22
21
20
40
11
38
14
13
12
27
16
17
39
VACUUM
HOSE
36
BULKHEAD
FITTING
FORWARD / REVERSE
CABLE
31
37
5
27
4
C0062
FORD 413 LP ENGINE (IMCO) - EXPLODED VIEW
C-0062/0603

3-42 American-Lincoln
3366XP
KEY NO. PART NUMBER DESCRIPTION QTY
1 2-00-00518 Lock Washer, Helical Spring1/4 Med 12
2 2-00-00219 Screw, ¼-20 x .500 HHC 9
3 8-65-00041 Rear Retainer 1
4 8-08-00619 Tapped Bracket 1
5 8-83-04016 LP Tank 1
6 8-78-05018 Weldment, LP Tank Stop Bumper 1
7 2-00-02312 Lock Washer, Helical Spring ½ Med 5
8 2-00-04757 Hole Plug 1
9 8-81-00144 Tank Support 2
10 Fitting, ¼ NPT x 3/8 SAE Str. 1
11 Fitting, Bulk Head Plus Hardware 1
12 8-52-00122 Seat Compartment Wall 1
13 8-65-00042 Retainer, LP Tank 1
14 2-00-00409 Flat Washer, 5/16 2
15 2-00-04867 Screw, 5/16-18 x 1.000 TB 2
16 Fitting (comes with LP tank) 1
17 Coupling 1
18 Fitting, ¼ NPT x 3/8 SAE 90 elbow 2
19 Hose, Tank to Relief Valve 1
20 Fitting, ¼ NPT x ¼ FM 45 Elbow 1
21 Relief Valve 1
22 Plastic Cap 1
23 2-00-00239 Screw, ½-13 x 1.000 HHC 5
24 2-00-02310 Lock Washer, 3/8 1
25 8-08-07052 Weldment, LP Tank Stop Bumper 1
26 8-41-00040 Latch, Bumper 1
27 2-00-00407 Flat Washer, .562 x .265 x .062 7
28 2-00-00221 Screw, ¼-20 x .750 HHC 2
29 8-08-00620 Bracket, Locating Pin 1
30 8-33-02262 Hose, 88”, Engine to Relief Valve (FORD) Ref
31 8-13-07091 Clamp, LP Hose 1
32 2-00-04564 Cable Clamp, .812 1
33 8-09-01077 Grommet 1
34 2-00-00205 Screw, ¼-20 x 1.000 HHC 1
35 2-00-00594 Nut, Hex ¼-20 x .437 x .218 1
36 7-11-04035 Kit, Low LP 1
37 2-00-00596 Nut, 1/2-13 2
*All Parts without a number are contained in LP Kit Number 8-11-04014
P-4787/9907
LP TANK SYSTEM - PARTS LIST

American-Lincoln 3-43
3366XP
2
1
31
24
34
34
1
CENTER
WALL
SEAT
PEDESTAL
32
7
37
27
1
35
3
4
5
9
1
30
2
27 9623
DRIVE COMPARTMENT
FLOOR
16
1
17
18
19
18
11
33
FRAME
20
21
22
15
14
13
12
11
10
TO ENGINE
2
26
25
7
1
28
29
1
23
P4787/0603
36
8
F
LP TANK SYSTEM - EXPLODED VIEW

3-44 American-Lincoln
3366XP
OXY-CATALYTIC MUFFLER -FORD 423 ENGINE
KEYNO. PART NUMBER DESCRIPTION QTY
1 8-56-04037 Exhaust Pipe (FORD) 1
2 2-00-04400 Muffler Clamp, 1.500 Tube Size 1
3 8-49-00024 Oxy-Catalytic Muffler 1
4 8-56-04030 Tail Pipe Ref
5 7-13-07082 Clamp Ref
6 2-00-04400 Hose Clamp, 5.00 - 7.00 Ref
7 8-75-01174 Spacer 2
8 2-00-02471 Pipe Plug, 1/4 NPT 1
OXY-CATALYTIC MUFFLER -DIESEL ENGINE
KEYNO. PART NUMBER DESCRIPTION QTY
1 8-56-04032 Exhaust Pipe (PERKINS) Ref
2 2-00-04040 Muffler Clamp, 1.500 Tube Size Ref
3 8-56-04033 Exhaust Extension Pipe Ref
4 8-56-04030 Tail Pipe Ref
5 7-13-07082 Clamp Ref
6 8-49-00025 Oxy-Catalytic Muffler 1
7 2-00-04400 Hose Clamp, 5.00-7.00 Ref
8 8-75-01174 Spacer 2
9 2-00-02471 Pipe Plug, 1/4 NPT 1
C-0315
OXY-CATALYTIC MUFFLER - PARTS LIST

American-Lincoln 3-45
3366XP
RIGHTREAR
SIDEFRAME
RIGHTREAR
SIDEFRAME
FLOOR
FLOOR
1
1
2
2
3
3
4
4
8
9
5
5
6
7
7
8
6
C0315
OXY-CATALYTIC MUFFLER - EXPLODED VIEW

3-46 American-Lincoln
3366XP
KEY NO. PART NUMBER DESCRIPTION QTY
1 Pressurizer Motor 1
2 8-11-00015 Connector 2
3 2-00-00054 Screw, 1/2-13 x .500 RHM 4
4 2-00-00518 Lock Washer, Helical Spring 1/4 Med 10
5 Switch, 1
6 Switch Bracket 1
7 Filter Bracket 1
8 8-24-04153 Filter 1
9 2-00-00219 Screw, 1/2-13 x .500 HHC 4
10 2-00-00594 Nut, Hex 1/4-20 x .437 x .218 6
11 2-00-00416 Flat Washer, .750 x .265 x .062 4
12 Filter Bracket 1
Items are included in Pressurizer Kit #0880-412
P-4847
PRESSURIZER (CAB) - PARTS LIST

American-Lincoln 3-47
3366XP
1
14 19
2
3
56
15 16
7
8
9
4
11
12
P-4847/9511
PRESSURIZER (CAB) - EXPLODED VIEW

3-48 American-Lincoln
3366XP
KEYNO. PART NUMBER DESCRIPTION QTY
1 8-69-00019 Seat without armrests 1
2 2-00-00225 Screw, 5/16-18 x 1.500 HHC 4
3 2-00-00409 Flat Washer, .750 x .343 x .062 4
4 8-71-00016 Shim Block 4
5
6 2-00-00585 Nut, 5/16-18 x .500 x .265 4
7 8-03-04320 Armrest Kit (Includes both Armrests) 1
0880-474 Suspension Seat Option (Includes all the Above) 1
P-5080
SUSPENSION SEAT OPTION
WEIGHTADJUSTMENTLEVER
BACKRESTADJUSTMENT
FORWARD/BACKWARD
ADJUSTMENTLEVER
7
1
2
3
4
6
P5080
P5080

American-Lincoln 3-49
3366XP
KEY NO. PART NUMBER DESCRIPTION QTY
1 8-90-07356 Wire, TD-1#4 toTD-1#5 1
2 2-00-00605 Nut, Hex MS #10-24 x .375 x .125 1
3 2-00-00512 Lock Washer, #10Int. 1
4 2-00-00466 Flat Washer, .625 x .203 x .031 1
5 8-64-05010 Timer 1
6 2-00-04897 Screw, #10-24 x 1.250 THM 1
P-4964
TIMED SHAKER MOTORS
432
OP HM -
M4
86
86
30
30
87
87
M2
85
85
87A
A
6
5
1
TD-1
6
1
2
3
7
4
5
EXISTING WIRE
TD-1
22 3030
A
4A
4B
7
4
561
2
3FROMHARNESS
FROMHARNESS
FROMHARNESS
FROMHARNESS
TO M2#86
P4964

3-50 American-Lincoln
3366XP
KEY NO. PART NUMBER DESCRIPTION QTY
1 8-03-04284 Side Broom Arm Weldment L.H.) 1
2 2-00-04914 Screw, 1/2 - 13 x 4.250 HHC 1
3 8-33-02181 Hose, Hydraulic ORS 4 Str. Ends 18" 2
4 2-00-00233 Screw, 3/8 - 16 x 1.000 HHC 8
5 2-00-04159 Flat Washer, 1/2 5
6 8-08-00740 Side Broom Arm Bracket L.H. 1
7 2-00-05187 Bolt, Carriage 3/8-16 x 1.25 2
8 2-00-02310 Lock Washer, Helical Spring 3/8 Med 10
9 2-00-01254 Screw, 1/2-13 x 1.500 HHC 4
10 8-10-00030 Cable, L.H. Side Broom 1
11 2-00-02708 Screw, 5/16-18 x 1.000 HHC 2
12 2-00-00407 Flat Washer, .562 x .265 x .062 3
13 2-00-00644 Nut, Hex Fiber Insert 5/16 - 18 2
14 2-00-04936 Nut, Hex Fiber Insert 1/2 - 13 2
15 0882-047 Side Broom Motor, 1
15 2-00-00722 Woodruff Key, 1/4 1
16 2-00-00584 Nut, Hex 3/8-16 2
17 2-00-04801 Flat Washer, 3/8 3
18 2-00-01490 Screw, 1/4 - 20 x .875 HHC 4
19 2-00-00518 Lock Washer, Helical Spring 1/4 Med 1
20 8-08-03211 Side Broom 1
21 8-25-06008 Side Broom Flange 1
22 2-00-00211 Screw, 5/16 - 18 x 1.750 HHC 3
23 2-00-00409 Flat Washer, 5/16 3
24 2-00-00530 Lock Washer, Helical Spring 5/16 Med 3
25 2-00-00585 Nut, Hex 5/16 - 18 x .500 x .265 3
26 2-00-04926 ORFS 90° Elbow, 9/16-18 4
27 2-00-04915 ORFS Boss Reducer, 7/8-14 to 9/16-18 2
28 8-08-00646 Side Broom Pivot Bracket Ref
29 8-70-05285 Shaft - Broom Pivot L.H. Ref
30 2-00-00221 Screw, 1/4 - 20 x .750 HHC Ref
31 8-58-05264 Face Plate, Main and Left Broom 1
32 2-00-00221 Screw, 1/4-20 x .750 HHC Ref
33 8-57-05021 Side Broom Pivot Weldment 1
34 2-00-02558 Lubrication Fitting, 45° 1/8 NPT 1
35 8-16-00034 Lever Weldment 1
36 2-00-00234 Screw, 3/8 - 16 x 1.50 HHC 1
37 2-95-04182 Nut, Hex Fiber Insert 3/8 - 16 1
38 8-39-00002 Knob 3
39 0891-008 Side Broom Valve 1
40 2-00-00199 Carriage Bolt, 1/4 - 20 x 1.750 2
41 8-08-00590 Valve Mounting Bracket 1
42 2-00-00641 Nut, Hex Fiber Insert 1/4-20 5
43 2-00-04940 ORFS Swivel Nut Branch Tee, #4 ORS 2
44 8-30-05143 Side Broom Guard - L.H. 1
45 8-08-00716 Cable & Valve Mounting L.H. Bracket 1
46 8-18-00352 Decal, Main and Left Broom 1
47 7-33-02181 Hose, Hydraulic ORS 4 Str. Ends 160" 1
48 8-33-02187 Hose, Hydraulic ORS 4 Str. Ends 97" 1
49 8-08-00739 Side Broom Arm Bracket L.H. 1
50 8-08-00759 Side Broom Arm Mounting Bracket L.H. 1
C-0311/9511
LEFT SIDE BROOM OPTION - PARTS LIST

American-Lincoln 3-51
3366XP
32
19
28
CONTROL
PANEL
38
36
46
31
35
37
11
29
32
19
33
13
10
34
42
41
39
11
13
LEFT
WHEEL
WELL
TO RETURN
MANIFOLD
14
40
2
1
6
15
17
8
16
22
8
4
21
20
23
24
25
19
18
17849544
7
12 42
18
FROM
(R.H.) SIDE
BROOM
26
4347
48
27
26
3
45
HOPPERVALVE
BYD PORT
RIGHTHAND
SIDEBROOM
OPTION
LEFTHAND
SIDEBROOM
RETURN
MANIFOLD
C-0311/9511
LEFT SIDE BROOM OPTION - EXPLODED VIEW

3-52 American-Lincoln
3366XP
RIGHT HAND VACUUM SIDE BROOM (0880-542)
LEFT HAND VACUUM SIDE BROOM (0880-543)
KEY NO. PART NUMBER DESCRIPTION QTY
1 8-30-05154 Right Hand Guard 1
1 8-30-05155 Left Hand Guard 1
2 2-00-00209 Screw, 3/8 - 16 x 1.250 HHC 3
3 2-00-02310 Lock Washer, Helical Spring 3/8 Med 3
4 2-00-00402 Flat Washer, .750 x .390 x .093 4
5 2-00-00518 Lock Washer, Helical Spring 1/4 Med 22
6 2-00-00221 Screw, 1/4 - 20 x .750 HHC 16
7 8-25-08164 Flap 1
8 8-08-00662 Strap 6
9 2-00-00594 Nut, Hex 1/4 - 20 x .437 x .218 10
10 2-00-00407 Flat Washer, 1/4 7
11 8-25-08165 Flap 1
12 8-25-08163 Flap 1
13 8-03-02041 Tube Adapter 1
14 2-00-03575 Carriage Bolt, 1/4 - 20 x .750 6
15 2-00-02360 Nut, Hex 3/8-16 1
16 8-08-00732 Side Broom Flap Bracket 1
17 8-03-02042 Tube Adapter 1
18 2-00-02217 Clamp 2
19 7-33-02234 Hose 1
20 2-00-00596 Nut, Hex 1/2-13 2
21 2-00-00241 Screw, 1/2-13 x 1.750 HHC 2
22 2-00-04159 Flat Washer, 1.38 x .56 x .109 2
23 2-00-02312 Lock Washer, Helical Spring1/2 2
C-0312
VACUUM SIDE BROOMS OPTION - PARTS LIST

American-Lincoln 3-53
3366XP
15
3
4
6
20
23
10 59
16
5
9
12 8
234
1
4
2
7
8
6
5
11
9
5
10
5
6
21
22
19
18
1417 5
9
9
5
13 14
C-0312/9511
VACUUM SIDE BROOMS OPTION - EXPLODED VIEW

3-54 American-Lincoln
3366XP
SOLID CUSHION FRONT WHEEL - 0880-515
KEY NO. PART NUMBER DESCRIPTION QTY
1 8-89-08055 Solid Cushion Front Wheel Assembly 21.5" 2
2 8-85-06019 Solid Cushion Tire, 6.00 x 9 -
3 8-70-00081 Split Rim Assembly, 6.00x 9 -
SOLID CUSHION REAR WHEEL - 0880-518
KEY NO. PART NUMBER DESCRIPTION QTY
1 8-89-08060 Solid Cushion Rear Wheel Assembly, 21.5" 1
2 8-85-06019 Split Cushion Tire, 6.00 x 9
3 8-70-00083 Lock Ring Rim Assembly, 4.00 x 9
C-0309
2
3
1
C0309
TIRE OPTIONS

American-Lincoln 3-55
3366XP
KEY NO. PART NUMBER DESCRIPTION QTY
1 0880-411 Windshield Wiper Assembly 1
2 * Wiper Motor 1
3 * Leather Seal 1
4 * Spacer 1
5 * Nut 1
6 * Adjustable Wiper Arm 1
7 * Wiper Blade, 14" 1
8 2-00-00426 Flat Washer, .500 x .218 x .062 1
9 2-00-00519 Lock Washer, Helical Spring #10 Med 1
10 2-00-00049 Screw, #10 - 24 x .500 RHM 1
* Items come with the Windshield Wiper Assembly # 0880-411
P-4866
WINDSHIELD WIPERS (CAB)
6
5431,2
8910
7
P4866

3-56 American-Lincoln
3366XP
KEY NO. PART NUMBER DESCRIPTION QTY
1 8-16-07320 Hopper Lid Ref
2 8-32-06081 Hopper Weldment Ref
3 8-29-00190 Gasket 2
4 2-00-00221 Screw, 1/4 - 20 x .750 HHC 4
5 2-00-00518 Lock Washer, Helical Spring 1/4 Med 4
6 2-00-03702 Flat Washer, .625 x .281 x .062 4
7 8-58-05239 Adapter Plate 1
8 8-57-05019 Pivot 2
9 2-00-01481 Screw, 5/16 - 18 x 1.000 RHM 4
10 8-08-00622 Latch Bracket 1
11 2-00-00530 Lock Washer, Helical Spring 5/16 Med 4
12 2-00-00585 Nut, Hex 5/16 - 18 x .500 x .265 4
13 8-08-00623 Hose Storage Bracket 1
14 8-11-00034 Cap 3
15 8-89-00002 Wand Section 2
16 8-86-08010 Floor Tool 1
17 8-33-02121 Vacuum Hose 1
18 8-25-08183 Flap 2
P-4838
VACUUM WAND OPTION - PARTS LIST

American-Lincoln 3-57
3366XP
1
2
3
3
4
5
15
17
16
6
7
8
18
18
9
10
11
11
12
12
13
14
P-4838/9511
VACUUM WAND OPTION - EXPLODED VIEW

3-58 American-Lincoln
3366XP
KEY NO. PART NUMBER DESCRIPTION QTY
1 8-11-00044 Circuit Breaker Boot 1
2 8-64-00008 Circuit Breaker (15A) 1
3 2-00-00594 Nut, Hex 1/4 - 20 x .437 x .218 2
4 2-00-00518 Lock Washer, Helical Spring 1/4 Med 2
5 8-08-00590 Bracket 1
6 8-88-00042 Valve, Solenoid N.C. 1
7-14-07005 Coil 1
7 2-00-04970 ORFS Connector, 3/4-16 / 13/16-16 1
8 2-00-02589 Screw, 1/4 - 20 x 2.000 HHC 2
9 8-33-02193 Hose, Hydraulic ORS 8/ str.ends - 18" 2
10 2-00-04928 ORFS Run Tee, 13/16 - 16 2
11 2-00-04885 ORFS 90° Elbow, 3/4-16 / 13/16-16 1
12 8-82-00044 Switch SPST 1
P-4706
WET SWEEP BYPASS OPTION - PARTS LIST

American-Lincoln 3-59
3366XP
1
2
INSTRUMENTPANEL
11
A
11
25
A
25
B
12
11
B
9
11
3
4
5
6
9
22
C
8
9
7
9
10
10
CASE
DRAIN
FROMMAIN BROOM
FROMMAIN BROOM
P-4706/9511
WET SWEEP BYPASS OPTION - EXPLODED VIEW

3-60 American-Lincoln
3366XP
KEY NO. PART NUMBER DESCRIPTION QTY
1 8-63-05014 Pressure Differential Switch 1
2 2-00-04518 Hose Fitting Barbed, Rigid Pipe Male 1/8 NPT 2
3 7-87-02155 Plastic Hose, 8.000 L. 1
4 8-24-04075 Plug, Filter 2
5 2-00-04479 Connector (3- way) 2
6 2-00-01128 Butt Splice 1
7 2-00-04345 Wire Tie 10
8 8-11-00044 Boot 1
9 8-64-00008 Circuit Breaker, 15 AMP 1
10 7-41-03004-1 Lens, Red 1
11 2-00-04735 Nut, Spring Clip 1
12 7-40-05027 Lamp Socket, 14 V 1
13 8-18-00144 Decal, Dirty Filter Warning 1
14 3-61-00189 Wire, Bulk Black 16 AWG 16”
15 2-00-04717 Terminal, #6 Spring Spade 1
16 2-00-04626 Terminal, .156 Female Bullet 2
17 2-00-04578 Terminal, .156 Male Bullet 1
18 3-61-00249 Wire - 16 AWG. GRN. 92.50”
18A 3-61-00249 Wire - 16 AWG. GRN. 20.00
19 2-00-03261 Grommet 1
P-5129
FILTER WARNING SYSTEM OPTION - PARTS LIST

American-Lincoln 3-61
3366XP
FILTER WARNING SYSTEM OPTION - EXPLODED VIEW

3-62 American-Lincoln
3366XP
KEY NO. PART NUMBER DESCRIPTION QTY.
1 8-72-00006 Muffler Shroud 1
2 2-00-04400 Hose Clamp, 5.000 - 7.000 2
3 7-49-00027 Muffler 1
4 2-00-04040 Muffler Clamp, 1.500 Tube 2
5 7-13-07082 Muffler Clamp, 1.250 Tube 1
6 8-56-04043 Tail Pipe 1
7 8-50-05037 Radiator Mounting Pad 3
8 2-00-00530 Lock Washer, Helical Spring 5/16 Med. 6
9 2-00-00585 Nut, Hex 5/16-18 x .500 x .265 6
10 7-34-09015 Insulation Sleeve 1
11 8-56-04033 Exhaust Extension Pipe 1
12 2-00-03404 Hose Clamp, 1.062 x 2.000 6
13 8-56-04041 Exhaust Pipe 1
14 2-00-05005 Screw, M10 x 1.5 x 30 mm 2
15 2-00-02311 Lock Washer, Helical Spring 7/16 2
16 8-29-00199 Exhaust Gasket 1
17 2-00-04441 Cable Clamp, .625 1
C-0130
FORD 413 EXHAUST SYSTEM - PARTS LIST

American-Lincoln 3-63
3366XP
C0130
FORD 413 EXHAUST SYSTEM - EXPLODED VIEW

3-64 American-Lincoln
3366XP
KEY NO. PART NUMBER DESCRIPTION QTY
1 * OHG Carburetor 1
2 * Carburetor Spacer 1
3 * #10 - 32 Rod, Governor 1
4 * Fitting, 3/8 NPT (M) x 5/8 Hose 45° 1
5 * OHG Converter 1
6 * Fitting, 1/4 NPT (M) x 5/8 Hose 90° 1
7 * Fitting, 3/4 NPT (M) x 5/8 Hose 90° 1
8 * Fitting, 1/4 NPT (M) x 3/8 SAE St. Con. 1
9 * Fitting, 1/4 NPT (M) x 5/8 Hose Str. 1
10 * Converter Mounting Bracket 1
11 * Screw, 1/4-20 x .750 Hex Head 2
12 * Lock Washer, 1/4 2
13 * Washer, 1/4 2
14 * Hose Clamp 5
15 * Water hose, 5/8 ID x 7" LG. 1
16 * Water hose, 5/8 ID x 20" LG. 1
17 * Screw, 3/8-16 x 1.000 HHC 2
18 * Lock Washer, 3/8 Helical Spring 2
19 * Nut, Hex 3/8-16 2
20 * Plug, 3/8 NPT Hex HD. 2
21 * Wire Tie 1
22 * Hose Clamp, 5/8 3
23 * Fitting, 5/8 x 5/8 Connector Hose 2
24 * Gasket, Fuel Pump Cover 1
25 * Fuel Pump Cover 1
26 * Gasket 1
27 * Hose, Gas 5/8 ID x 18" LG. 1
28 7-33-02246 Hose, 5/16 ID x 54" LG. Ref.
29 2-00-04345 Ty Rap 3
30
40 7-81-00159 Support Bracket 1
* 8-11-04019 OHG LP Carburetion Kit (Items 1 through 27) 1
C-0063
FORD 425 LP SYSTEM (OHG CARBURETOR) - PARTS LIST

American-Lincoln 3-65
3366XP
1
EXISTING
3
26
20
22
23
14
16
24
25
EXISTING
22 23
14
17
18
19
29
VACUUM
HOSE
21
BULKHEAD
FITTING
FORWARD / REVERSE
CABLE
22
4
2
15
14
6
8
28
27
7
16
14
9
5
10
13
12
11 30
C0063
FORD 425 LP SYSTEM (OHG CARBURETOR) - EXPLODED VIEW

3-66 American-Lincoln
3366XP
KEY NO. PART NUMBER DESCRIPTION QTY.
1 Carburetor N-CA-100 1
2 Fitting - ½ N.P.T. X 5/8 Hose 90º 2
3 Hose Clamp #8 4
4 Fuel Hose 5/18 ID x 24” 1
5 2-00-00246 Screw - ¼-20 x 2.25 HHC 2
6 7-75-01096 Spacer 2
7 Wire Tie 3
8 2-00-00220 Screw - ¼-20 x 6.25 HHC 4
9 2-00-00518 Lock Washer ¼ H.S. MED 4
10 2-00-03702 Flat Washer ¼ 4
11 Bracket 1
12 Fuelock Filter 1
13 Fitting - ¼N.P.T. X 3/8 SAE 90º 1
14 Hose Ass’y 5/16” ID x 56” Lg 1
15 Fitting 3/8 NPT x 5/8 Hose Strt. 1
16 Hose - Balance Line 3/8 ID 18.00” Lg 1
17 Fitting ¼ Hex. Nipple 1
18 2-00-03702 Flat Washer 2
19 2-00-00594 Nut - ¼-20 Hex 2
20 2-00-00518 Lock Washer, Helical Spring 1/4 Med. 2
21 Fuel Lock Filter 1
22 Regulator/Vap. N-JBC. (Blue SP.) 1
23 Fitting - ¼NPT x 3/8 Hose Straight 1
24 Fitting ¼ Hex. Nipple 1
25 Gasket-Carb./Manifold 1
26 Hose - Vac ¼ID x 27” Lg 1
27 Fitting 1/8 NPT x 3/8 Hose 90° 2
28
29 2-00-01128 Butt Connector 1
30 3-61-00189 Wire- 16 Ga. Black 1
31 2-00-00828 Terminal-Ring .25 1
32 8-33-02266 Elbow Air Inlet 1
33 2-00-02216 Hose Clamp 2
34 8-87-02110 Tube Air Inlet 1
NOTE:
All parts without part numbers are contained in LP Engine Kit # 8-11-04028
P-4998/9907
FORD 413 LP SYSTEM - PARTS LIST

American-Lincoln 3-67
3366XP
ENGINE ECM
ENGINE ECM
GROUND6th WIRE
(YELLOW/BLACK)
DARKBLUE
GRAY
GRAY/RED
LT.GREEN/RED
TAN/ORANGE
TAN/WHITE
BLACK
RED/GREEN
Use existing parts
Reuse existing 8-33-02339
attached to carburetor
Use existing molded
hose to valve cover
Reuse existing
NOTE: Run LP fuel hose along with
hydraulic hoses along the broom
chamber and wire tie (item #30)
2-4 places as required
NOTE: Re-route existing water by-pass
hose to attach to vaporizer/regulator (item 16)
Existing engine carburetor
mounting nuts
1
2
5
3
4
6
7
27 29 28
13
22
14
5
155
21
16
19
12
10
11 5
9
17
18
20
22
23
24
25
26
21
5
22
11
17
18
8
8
P4998/9708
FORD 413 LP SYSTEM - EXPLODED VIEW

3-68 American-Lincoln
3366XP
Pulse Air Option Model 3366 Gas 0880-653
Pulse Air Option Model 3366 Diesel 0880-655
KEY NO. PART NUMBER DESCRIPTION QTY.
1 8-24-04155 Filter Panel 1
2 8-20-06041 Filter Duct Weldment 1
3 8-13-07152 Clamp, Filter Duct 1
4 8-80-05045 Stud 2
5 8-13-07151 Clamp, Filter Duct 1
6 8-48-00022 Manifold Weldment 1
7 0782-091 Motor 1
8 0890-006 Compressor 1
9 8-64-00017 Relay 1
10 7-74-00002 Solenoid 1
11 8-88-00061 Valve, Pilot Operated 4
12 8-56-05080 Fitting, 1" NPT Close Nipple 4
13 2-00-03859 Fitting, Reducer 1-3/4 NPT 4
14 8-35-00021 Isolator 4
15 8-88-00062 Valve 4
16 8-58-05787 End Plate Assembly 1
17 7-28-00002 Fuse, 80 Amp 1
18 2-00-05261 Threaded Insert, 1/4-20 4
19 2-00-05262 Threaded Insert, #10-24 2
20 8-25-02037 Fitting 1
21 2-00-02471 Plug, 1/4" NPT 2
22 2-00-04499 Fitting 1
23 2-00-04856 Fitting 2
24 2-00-04787 Fitting, 1/8 NPT Elbow 4
25 2-00-04518 Fitting, 1/8 NPT Straight 4
26 3-71-00082 Hose (12.0" Long) 4
27 8-56-05061 Fitting, 90° Street Elbow (1/4 NPT) 1
28 8-82-00063 Pressure Switch (1/4 NPT) 1
29 7-16-05021 Coupling 1
30 8-03-03007 Alternator, 12 volt, 94 Amp 1
31 8-16-07379 Fuse Cover 1
32 8-13-07154 Clamp 1
33 3-73-00050 Gasket 8’
34 8-33-02335 Hose, Compressor to Manifold 1
35 2-00-04515 Tee, 1/4 NPT Street 1
36 2-00-04477 90° Fitting 1
Not Shown 8-09-01082 Bushing 2
C0628/9907
PULSE - AIR³ - PARTS LIST

American-Lincoln 3-69
3366XP
PULSE - AIR³ - EXPLODED VIEW

3-70 American-Lincoln
3366XP
KEY NO. PART NUMBER DESCRIPTION QTY.
1 0895-092 Wire Harness Assembly 1
2 2-00-00849 Terminal, .250 1
3 2-00-04738 Terminal, .380 Ring 3
4 2-00-04659 Terminal, .250 Ring 3
5 2-00-04284 Terminal, .310 Ring 4
6 3-61-00021 Wire, 6awg (Black) 35’
7 3-61-00144 Wire, 14 awg (Black) 10’
8 2-00-03418 Terminal, .250 FISO 3
9 2-00-04584 Terminal, .156 Female Bullet 5
10 2-00-04578 Terminal, .156 Male Bullet 7
11 8-28-05020 Fuse, 5 amp ATC 1
12 2-00-04479 Terminal, 3-Way 2
13 2-00-04657 Terminal, .310 Ring 2
14 3-61-00189 Wire, 16 awg (Black) 5’
15 2-00-04281 Terminal, #10 Ring 1
16 2-00-01862 Terminal, .250 Ring 3
17 2-00-04345 Ty-Raps 10
18 7-32-03019 Fuse Holder, In-Line 1
19 8-82-00059 Switch, SPST 1
20 2-00-04626 Terminal, .156 Female Bullet 2
C0627
PULSE – AIR³ - ELECTRICAL SCHEMATIC - PARTS LIST

American-Lincoln 3-71
3366XP
PULSE – AIR³ - ELECTRICAL SCHEMATIC - EXPLODED VIEW

3-72 American-Lincoln
3366XP
KEY NO. PART NUMBER DESCRIPTION QTY.
1 7-88-00038 Solenoid Valve 1
2 8-08-00590 Bracket 1
3 2-00-04970 Fitting, Connector 1
4 2-00-04928 Fitting, Swivel Tee #8 2
5 8-33-02193 Hose, #8 ORS STR 18 2
C0629
PULSE – AIR³ - HYDRAULICS

American-Lincoln 3-73
3366XP
ACCELERATOR and DIRECTIONAL CONTROL PEDAL ......................................................................... 1-17
AIR FILTER ............................................................................................................................................. 1-41
AIR FILTER ELEMENT, CLEANING THE ................................................................................................. 1-42
AIR FILTER ELEMENT, INSPECTING THE .............................................................................................. 1-43
AIR FILTER ELEMENT, REMOVING THE ............................................................................................... 1-42
AIR FILTER ELEMENT, REPLACING THE .............................................................................................. 1-41
AIR INTAKE SYSTEM (DIESEL) ............................................................................................................. 2-58
AUXILIARY MANIFOLD & FITTINGS ....................................................................................................... 2-40
AUXILIARY PUMP & FITTINGS ............................................................................................................... 2-28
BACK UP ALARM ASSEMBLY .............................................................................................................. 3-4
BACKUP ALARM (OPTION) .................................................................................................................... 1-17
BATTERY ................................................................................................................................................ 1-45
BLOWER ATTACHMENT ASSEMBLY .................................................................................................... 3-5
BRAKE & FRONT WHEEL ASSEMBLY .................................................................................................. 2-18
BRAKE ADJUSTMENT ............................................................................................................................ 1-43
BRAKE CONTROL LINKAGE .................................................................................................................. 2-20
BRAKE DRUM ADJUSTMENT ................................................................................................................ 1-44
BROOM & FAN SWITCH ........................................................................................................................ 1-15
BROOM FLAPS ...................................................................................................................................... 1-39
BROOM OPTIONS .................................................................................................................................. 3-3
CAB ASSEMBLY .................................................................................................................................... 3-6
CAB - (OPTIONS) - NOT SHOWN ........................................................................................................... 1-20
CDC AIR FILTER ..................................................................................................................................... 3-10
CDC COMPRESSOR & AIR INTAKE ....................................................................................................... 3-8
CDC EXHAUST PILOT VALVE ................................................................................................................ 1-41
CDC EXHAUST VALVE SEALS .............................................................................................................. 1-40
CDC HOPPER FILTER ............................................................................................................................ 1-40
CDC MAINTENANCE .............................................................................................................................. 1-40
CDC STEPPER MAINTENANCE ............................................................................................................. 1-40
CDC STEPPER SEALS .......................................................................................................................... 1-40
CHANGING CDC STEPPER ACCUMULATOR ........................................................................................ 1-40
CHOKE CONTROL ................................................................................................................................. 1-19
CIRCUIT BREAKER FOR CAB OPTIONS ............................................................................................... 3-12
CIRCUIT BREAKERS .............................................................................................................................. 1-18
CONTINUOUS DUST CONTROL (CDC) OPTION ..................................................................................... 1-25
CONTROL PANEL & HORN .................................................................................................................... 2-6
CONTROL VALVE & FITTINGS - LOW DUMP ......................................................................................... 2-33
CONTROL VALVE & FITTINGS - VARIABLE DUMP ................................................................................ 2-32
COOLANT LEVEL ................................................................................................................................... 1-44
COOLING SYSTEM ................................................................................................................................ 1-44
DEBRIS HOPPER, EMPTYING THE ....................................................................................................... 1-22
DECALS ................................................................................................................................................. 2-76
DECIMAL-METRIC CONVERSION TABLE .............................................................................................. 1-11
DEFROSTER FAN (CAB) ........................................................................................................................ 3-13
DOME LIGHT - (CAB) ............................................................................................................................. 3-14
DRIVE BELTS ......................................................................................................................................... 1-45
DRIVER COMPARTMENT ....................................................................................................................... 2-2
DUMP CYLINDERS W/ FITTINGS .......................................................................................................... 2-38
DUST CONTROL SYSTEM ..................................................................................................................... 1-24
DUST FILTERS ....................................................................................................................................... 1-24
ELECTRICAL CONNECTION DIAGRAM FORD 413 ENGINE .................................................................. 1-49
ELECTRICAL CONNECTION DIAGRAM FORD 425 ENGINE .................................................................. 1-51
ELECTRICAL CONNECTION DIAGRAM PERKINS ENGINE ................................................................... 1-53
INDEX

3-74 American-Lincoln
3366XP
ELECTRICAL SCHEMATIC FORD 413 ENGINE ...................................................................................... 1-48
ELECTRICAL SCHEMATIC FORD 425 ENGINE ...................................................................................... 1-50
ELECTRICAL SCHEMATIC PERKINS ENGINE ....................................................................................... 1-52
ENGINE , STARTING THE ...................................................................................................................... 1-21
ENGINE AIR INTAKE SYSTEM ............................................................................................................... 1-41
ENGINE COVER ..................................................................................................................................... 2-46
ENGINE COVER, OPENING THE ........................................................................................................... 1-33
EXHAUST SYSTEM ................................................................................................................................ 2-60
FILTER WARNING SYSTEM ................................................................................................................... 3-60
FIRE EXTINGUISHERS ........................................................................................................................... 3-18
FLAME ARRESTING GAS CAP .............................................................................................................. 3-19
FOOT BRAKE ......................................................................................................................................... 1-17
FORD 413 ENGINE (IMCO) ..................................................................................................................... 3-40
FORD 413 EXHAUST .............................................................................................................................. 3-62
FORD 413 LP SYSTEM (OHG CARBURETOR) ...................................................................................... 3-64
FORD 425 LP SYSTEM .......................................................................................................................... 3-66
FORD VSG 413 ENGINE ........................................................................................................................ 2-48
FORD VSG 413 ENGINE SHUTDOWN ................................................................................................... 3-15
FORD VSG 413 WIRING ......................................................................................................................... 2-70
FORD VSG 425 ENGINE ........................................................................................................................ 2-52
FORD VSG 425 ENGINE SHUTDOWN ................................................................................................... 3-16
FORD VSG 425 WIRING ......................................................................................................................... 2-72
FORWARD AND REVERSE CONTROL .................................................................................................. 2-16
FRAME, BROOM DOORS & FLAPS ...................................................................................................... 2-4
FUEL & WATER EXTRACTOR ................................................................................................................ 2-59
FUEL GAUGE ......................................................................................................................................... 1-14
FUEL TANK & LINE ................................................................................................................................ 2-63
GAS TANK .............................................................................................................................................. 1-46
GENERAL MACHINE MAINTENANCE .................................................................................................... 1-33
GLOW PLUG (DIESEL) .......................................................................................................................... 1-20
HARDWARE ABBREVIATIONS .............................................................................................................. 1-54
HEAVY DUTY AIR CLEANER ................................................................................................................. 134
HOPPER ADJUSTMENT ......................................................................................................................... 1-46
HOPPER DUMP/RETURN CONTROL LEVER ........................................................................................ 1-19
HOPPER LID & FILTER SYSTEM ........................................................................................................... 2-8
HOPPER LIFT SYSTEM - LOW DUMP ................................................................................................... 2-12
HOPPER LIFT SYSTEM - VARIABLE DUMP .......................................................................................... 2-10
HOPPER LIFT/SIDE BROOM LEVER ..................................................................................................... 1-19
HORN BUTTON ...................................................................................................................................... 1-20
HOT WATER HEATER (CAB) FORD VSG 413 ........................................................................................ 3-20
HOT WATER HEATER (CAB) FORD VSG 425 ........................................................................................ 3-22
HOT WATER HEATER (CAB) PERKINS DIESEL .................................................................................... 3-24
HOUR METER ........................................................................................................................................ 1-14
HOW TO REPLACE THE MAIN BROOM ................................................................................................ 1-38
HOW TO SWEEP ................................................................................................................................... 1-32
HYDRAULIC FLUID SIGHT GLASS ......................................................................................................... 1-15
HYDRAULIC HOSE SYSTEM - LOW DUMP ........................................................................................... 2-68
HYDRAULIC HOSE SYSTEM - VARIABLE DUMP .................................................................................. 2-66
HYDRAULIC OIL COOLER ...................................................................................................................... 2-43
HYDRAULIC OIL COOLER, THE ............................................................................................................. 1-34
HYDRAULIC RESERVOIR AND FITTING ................................................................................................ 2-44
HYDRAULIC RESERVOIR, FILLING THE ................................................................................................ 1-34
HYDRAULIC SCHEMATIC - LOW DUMP ................................................................................................ 1-37
HYDRAULIC SCHEMATIC - VARIABLE DUMP ....................................................................................... 1-36
INDEX

American-Lincoln 3-75
3366XP
HYDRAULIC SUCTION STRAINER, CLEANING THE .............................................................................. 1-35
HYDRAULIC SYSTEM, CLEANING THE ................................................................................................. 1-35
HYDRAULIC TORQUE REQUIREMENTS ............................................................................................... 1-10
HYDRAULICS ......................................................................................................................................... 1-34
IGNITION SWITCH .................................................................................................................................. 1-16
IMPELLER & FITTINGS ........................................................................................................................ 2-30
INDEX .................................................................................................................................................. 3-73
INSTRUMENT PANEL ............................................................................................................................. 2-64
INTAKE SYSTEM (FORD VSG 413) ...................................................................................................... 2-51
INTAKE SYSTEM (FORD VSG 425) ....................................................................................................... 2-55
LEFT SIDE BROOM OPTION .................................................................................................................. 3-50
LIFT CYLINDER LOCK-OUT VALVE & FITTINGS .................................................................................... 2-39
LIFT, ROTATION & DUMP CYLINDERS - VARIABLE DUMP ................................................................... 2-37
LIGHT OPTIONS, HEAD, TAIL, INSTRUMENT & BRAKE ........................................................................ 158
LIGHT SWITCH - (OPTIONS) .................................................................................................................. 1-20
LOW OIL SHUT DOWN .......................................................................................................................... 1-20
LP CHECK LIST ...................................................................................................................................... 1-26
LP FUEL TANKS ..................................................................................................................................... 1-27
LP GAS FUEL TANK .............................................................................................................................. 1-47
LP GAS SYSTEM ................................................................................................................................... 1-47
LP GAS VAPORIZER-REGULATOR QUICK CHECK ............................................................................... 1-47
LP LIQUID WITHDRAWAL SYSTEM ....................................................................................................... 1-27
LP POWERED MACHINE ....................................................................................................................... 1-26
LP TANK SYSTEM ................................................................................................................................. 3-42
LP TANKS, CHANGING MACHINE ......................................................................................................... 1-28
LP TANKS, STORING ............................................................................................................................. 1-28
LP TANKS, USE & CARE OF ................................................................................................................. 1-28
LUBRICATION ......................................................................................................................................... 1-33
MACHINE DIMENSIONS ......................................................................................................................... 1-8
MACHINE OPERATION .......................................................................................................................... 1-12
MACHINE SPECIFICATIONS .................................................................................................................. 1-6
MAIN BROOM ........................................................................................................................................ 2-24
MAIN BROOM LEVEL ADJUSTMENT ..................................................................................................... 1-38
MAIN BROOM LIFT ................................................................................................................................. 1-20
MAIN BROOM LIFT MECHANISM .......................................................................................................... 2-22
MAIN BROOM MOTOR & FITTINGS ....................................................................................................... 2-35
MAIN BROOM WEAR PATTERN, ADJUSTING THE ................................................................................ 1-38
MAIN PUMP & FITTINGS ........................................................................................................................ 2-29
MAINTENANCE SERVICE CHART FOR 3366 ........................................................................................ 1-29
OIL PRESSURE GAUGE ........................................................................................................................ 1-14
OPERATING INSTRUCTIONS ................................................................................................................. 1-21
OPERATION OF CONTROLS AND GAUGES ......................................................................................... 1-14
ORDERING PARTS ................................................................................................................................. 1-55
OVERHEAD GUARD OPTION ................................................................................................................ 3-38
OXY-CATALYTIC MUFFLER .................................................................................................................... 3-44
PARKING BRAKE ................................................................................................................................... 1-18
PERKINS 104.19 DIESEL ENGINE ......................................................................................................... 2-56
PERKINS 104.19 ENGINE SHUTDOWN ................................................................................................. 3-17
PERKINS 104.19 WIRING ....................................................................................................................... 2-74
PNEUMATIC WHEELS ........................................................................................................................... 1-47
POST OPERATION CHECK LIST ............................................................................................................ 1-22
PRE-START CHECK LIST ....................................................................................................................... 1-21
INDEX

3-76 American-Lincoln
3366XP
PRESSURIZER (CAB) ............................................................................................................................ 3-46
PULSE - AIR³ .......................................................................................................................................... 3-68
PULSE - AIR³ - ELECTRICAL SCHEMATIC ............................................................................................. 3-70
PULSE - AIR³ -HYDRAULICS .................................................................................................................. 3-72
RADIATOR .............................................................................................................................................. 1-45
RADIATOR AND SHROUD ...................................................................................................................... 120
REAR DRIVE MOTOR & FITTINGS ......................................................................................................... 2-34
RETURN FILTER ELEMENT , REPLACING THE ..................................................................................... 1-35
RETURN MANIFOLD ASSEMBLY - LOW DUMP .................................................................................... 2-42
RETURN MANIFOLD ASSEMBLY - VARIABLE DUMP ........................................................................... 2-41
RIGHT SIDE BROOM LIFT AND POWER CONTROL .............................................................................. 1-16
SAFETY AIR CLEANER .......................................................................................................................... 3-2
SAFETY INSTRUCTIONS ....................................................................................................................... 1-13
SAFETY REQUIREMENTS ..................................................................................................................... 1-26
SEAT CONTROL ..................................................................................................................................... 1-17
SHAKER MOTOR SWITCH ..................................................................................................................... 1-15
SIDE BROOM ......................................................................................................................................... 2-26
SIDE BROOM LEVEL ADJUSTMENT ..................................................................................................... 1-39
SIDE BROOM LIGHT OPTION ................................................................................................................ 3-30
SIDE BROOM MOTOR & FITTINGS ........................................................................................................ 2-36
SIDE BROOM REPLACEMENT .............................................................................................................. 1-39
STANDARD HARDWARE & TORQUE VALUES ..................................................................................... 1-9
STEERING ADJUSTMENT ...................................................................................................................... 1-46
STEERING GEAR & REAR DRIVE SYSTEM ......................................................................................... 2-14
SUSPENSION SEAT OPTION................................................................................................................. 3-48
SWEEPER, OPERATING THE ............................................................................................................... 1-21
SWEEPER, STOPPING THE .................................................................................................................. 1-21
TABLE OF CONTENTS - CHAPTER 2 .................................................................................................... 2-1
TABLE OF CONTENTS - CHAPTER 3 .................................................................................................... 3-1
THROTTLE & CHOKE LINKAGE (FORD VSG 413) ................................................................................. 2-50
THROTTLE & CHOKE LINKAGE (FORD VSG 425) ................................................................................. 2-54
THROTTLE CONTROL ............................................................................................................................ 1-19
TIMED SHAKER MOTOR SWITCH (OPTION) ......................................................................................... 1-15
TIMED SHAKER MOTORS ..................................................................................................................... 3-49
TIRE OPTIONS ....................................................................................................................................... 3-54
TOWING INSTRUCTIONS ....................................................................................................................... 1-23
TURN SIGNALS & BRAKE LIGHT OPTION ............................................................................................. 3-28
TURN SIGNALS - 4 WAY (OPTIONS) ..................................................................................................... 1-16
VACUUM SIDE BROOM OPTION ........................................................................................................... 3-52
VACUUM WAND ..................................................................................................................................... 3-56
VOLT METER ......................................................................................................................................... 1-14
WARNING LIGHT OPTION ...................................................................................................................... 3-32
WARNING LIGHT W/ OVERHEAD GUARD OPTION .............................................................................. 3-34
WARNING LIGHT W/CAB OPTION ......................................................................................................... 3-36
WARRANTY ........................................................................................................................................... 3-77
WATER TEMPERATURE GAUGE .......................................................................................................... 1-14
WET SWEEP BYPASS .......................................................................................................................... 3-58
WET-SWEEP BYPASS SWITCH - (OPTIONS) ....................................................................................... 1-16
WINDSHIELD WIPER (CAB) ................................................................................................................... 3-55
WORK LIGHT OPTION .......................................................................................................................... 3-39
WORK LIGHT SWITCH - (OPTIONS) ...................................................................................................... 1-20
INDEX

American-Lincoln 3-77
3366XP
WARRANTY
AMERICAN-LINCOLNTECHNOLOGY
RIDERSWEEPER/SCRUBBER
"BUMPER-TO-BUMPER"LIMITEDWARRANTY
I. COVERAGE
A.
(c)
II. EXCLUSIONS
III. LIMITATIONS
IV.
AMERICAN-LINCOLNTECHNOLOGY
1100 HASKINS ROAD
BOWLING GREEN, OHIO43402
Subject to the terms and limitations stated herein,American-Lincoln warrants, to the original purchaser only, to repair or replace, at its option
and upon the terms set out below, this product or any parts thereof (excluding normal maintenance items) which are defective in materials or
workmanship, for a period of (2) two years or 2,000 hours of normal operation from the date of purchase, whichever comes first, provided that the
product is operated and maintained in accordance withAmerican-Lincoln's Maintenance and Operations Instruction.
1.(a)During the first (90) ninety days from the date of purchase, American-Lincoln will provide, without charge, parts and on-site labor
(including up to three (3) hours total round-trip travel time) to remedy a defective product or part.
(b) During the next (9) nine months or 1,000 hours (whichever come first) American-Lincoln will provide, without charge, parts and labor to
remedy a defective product or part; however all travel time for on-site remedy and all shipping and freight charges for off-site remedy of the
product or parts thereof shall be the sole responsibility of the purchaser.
(c) During the next (12) twelve months or a total of 2000 hours (whichever comes first)American Lincoln will provide, without charge, parts to
remedy a defective product or part, however all labor, travel time for on-site remedy and all shipping and freight charges for off-site remedy of the
product or parts thereof shall be the sole responsibility of the purchaser.
B. In addition to the terms listed above, if applicable, the following additional warranty coverage is applied.
1.(a)American-Lincoln warrants to the original purchaser only, to repair or replace, at its option and upon the terms set out below, the drive line
electrical components including the electric drive propulsion motor, electric wheel drive motor and electronic drive controller, and all hydraulic
pumps and motors, to provide replacement parts which are defective in material or workmanship, for a period of (3) years or 3000 hours
(whichever comes first) provided that the product is operated and maintained in accordance with American-Lincoln's Maintenance and
Operations Instruction.
(b) American Lincoln warrants to the original purchaser only, to repair or replace, at its option and upon the terms set out below, the internal
combustion liquid cooled engine, to provide replacement parts which are defective in material or workmanship, for a period of (5) five years or
unlimited hours of normal operation. All labor, travel time, shipping and freight charges shall be the sole responsibility of the purchaser.
American-Lincoln, warrants to the original purchaser only, to repair or replace, at its option and upon the terms set out below, the main
frame, debris hopper, solution tank, and the recovery tank, for the life of the machine against failure caused by defects in workmanship or total
rust through. For purposes of this coverage, cosmetic deterioration or surface rust does not constitute a failure.
(d) American-Lincoln, warrants to the original purchaser only, to repair or replace, at its option and upon the terms set out below, the batteries
which becomes unserviceable under normal use within a period of ninety (90) days from date of sale to the original user with new batteries of
equal value. After expiration of the above ninety (90) day period, any battery which fails under normal use will be adjusted to the original user
with a new battery of equal specifications on an eighteen (18) months pro rate basis from the date of purchase. Adjustment will be determined
using the then current list price, plus transportation costs. Warranty is rendered NULL and Void if battery is not kept filled to the proper level with
DISTILLEDWATER.
This warranty cover normal maintenance parts and labor, including but not limited to, rubber parts, seals, flaps, brushes, engine
maintenance parts, hoses, carbon motor brushes, fluids and routine adjustments.
This warranty cover damage or failure of the product or any parts thereof which is the result of misuse, negligent operation, handling
or repair, or which is the result of modification by any person other than an authorizedAmerican-Lincoln service representative.
A.AMERICAN-LINCOLNMAKES NOWARRANTIES OTHERTHANTHOSE SPECIFIEDHEREIN. ALL IMPLIEDWARRANTIES OF
MERCHANTABILITYANDO
FFITNESS FOR A PARTICULAR PURPOSE AREEXPRESSLYEXCLUDED.AMERICAN-LINCOLNLIABILITY
UNDERTHIS WARRANTYISLIMITEDTOREPAIRAND/OR REPLACEMENTOFPRODUCTSOR PARTSASSET OUT HEREIN.
AMERICAN-LINCOLNSHALL NOT BELIABLEFOR ANY INCIDENTAL OFCONSEQUENTIAL DAMAGES WHICHMAYRESULT FROMA
PRODUCT OR PART DEFECT OR FAILURE. ANY EXTENSIONS OFOR MODIFICATIONS MADETO THIS WARRANTYBYA
DISTRIBUTOR OFAMERICAN-LINCOLNARETHE SOLERESPONSIBILITYOFTHE DISTRIBUTOR.
PROCEDURES ANDCO
NDITIONS FOR WARRANTYCLAIMSAMERICAN-LINCOLNSHALL NOT BELIABLEFOR REPAIROR
REPLACEMENTOFANY DEFECTIVE PRODUCT OR PART THEREOFUNLESS ANDUNTILTHE ORIGINAL PURCHASERFULFILLSTHE
FOLLOWING CONDITIONS PRECEDENTTORECOVERYUNDERTHIS WARRANTY:
The original purchaser shall promptly complete and return the warranty and installation registration form included with the product at the time
of the purchase;
Upon product or part failure, the original purchaser shall promptly provide notice thereof to his nearest authorized American-Lincoln Service
Representative; and
The original purchaser shall permit the product or part to be inspected by American-Lincoln or its authorized representatives, as necessary
and expenses for shipping or travel time shall be borne by the parties itemized in paragraph I herein above.
American-Lincoln Technology reserves the right to make changes and improvements to its machines without notice. For best results, use only
the correctAmerican-Lincoln Service parts.
!
!
!
!
!
does not
does not