86038150 CVR Windsor Commodore 20 Walk Behind Carpet Extractor 120v Service Parts Manual
2016-12-30
: Sweepscrub Windsor-Commodore-20-Walk-Behind-Carpet-Extractor-120V-Service-Parts-Manual windsor-commodore-20-walk-behind-carpet-extractor-120v-service-parts-manual 1802 file product_file
Open the PDF directly: View PDF
.
Page Count: 44

86038150 – AN 06/11/15
PRV NO. 98557
Operating Instructions
Read instructions before operating the machine.
Antes de usar la maquina lea atentamente el libro de instrucciones.
Lire attentivement le mode d’emploi avant la mise en service de la machine.
MODEL: CMD20 POWER SOURCE
10086050 115V ELECTRIC
CLEAN SMART
TM
Prior to Serial Number:
10086050001649
Or call Manufacturer.

WARRANTY REGISTRATION
CMD20 86038150 05/10/11
2
Registro de la Garantía
Gracias por comprar un producto de Windsor. El registro de la garantía es rápido y fácil.
Su registro permitirá que le sirvamos mejor sobre el curso de la vida del producto. Para
colocar su producto vaya:
www.windsorind.com/WarrantyRegistration.aspx
Para la ayuda del cliente:
1-800-444-7654
Enregistrement de Garantie
Merci d'acheter un produit de Windsor. L'enregistrement de garantie est rapide et facile.
Votre enregistrement nous permettra de vous servir mieux au-dessus de la vie du produit.
Pour enregistrer votre produit allez :
www.windsorind.com/WarrantyRegistration.aspx
Pour l'aide de client :
1-800-444-7654
Warranty Registration
Thank you for purchasing a Windsor product. Warranty registration is quick and easy.
Your registration will allow us to serve you better over the lifetime of the product.
To register your product go to:
www.windsorind.com/WarrantyRegistration.aspx
For customer assistance:
1-800-444-7654

TABLE OF CONTENTS
CMD20 86038150 05/10/11 3
MODEL
MODELO
MODELE
DATE OF PURCHASE
FECHA DE COMPRA
DATE D’ACHAT
SERIAL NUMBER
LAMINA DE NÚMERO DE SERIE
NUMERO DE SERIE
SALES REPERESENTIVE #
AGENTE DE VENTAS #
REPRESENTANT #
DEALER NAME
NOMBRE DEL DISTRIBUIDOR
NOMDUCONCESSIONNAIRE
Data Log/Table of Contents
Datos de la Máquina.Tabla de Contenidos
Registre d’informations/Table des Matières........ 3
Safety Instructions ............................................ 43
Seguridad ............................................................ 5
Sécurité................................................................ 6
Grounding Instructions
Instrucciones para la puesta a tierra
Instructions visant la mise à la terre.................... 7
Controls.............................................................. 7
Mandos de Control .............................................. 9
Commandes de Fonctionnement ........................ 10
Operations
Operación
Opération............................................................. 11
Troubleshooting ................................................ 17
D’epannage de la Machine.................................. 18
Guia de Localización de Probelmas.................... 19
Wiring Diagram (115V)
Esquema Eléctrico (115V)
Schéma Électrique (115V)................................... 20
Maintenance
Mantenimiento
D’entretien ........................................................... 21
Technical Specifications
Especificaciones Técnicas
Caractéristiques Techniques............................... 22
Service Schedule............................................... 23
Part List
Lista de Piezas
Liste de Pièces ............................................... 24/43
Warranty
Garantía
Garantié............................................................... 45
INSPECTION
Carefully unpack and inspect your machine for shipping damage. Each unit is operated and thoroughly
inspected before shipping, and any damage is the responsibility of the carrier, who should be notified
immediately.
INSPECCION
Desempaque cuidadosamente e inspeccione su machine por daños de embarque. Cada unidad es
operada y totalmente inspecionda antes de embarcar, y cualquier daño el la responsabilidad de la
compania de embarque, a quien se le deberia de notificar inmediatamente.
INSPECTION
Déballer et insecter votre machine soigneusement. Chaque machine est éssayée et inspectée
soignusement avant d’être remise au transporteur. Tout est la responsabilité même du transporteur et c’est
pour cela qu’il doit être notifié immédi

CMD20 86038150 05/10/11
4
IMPORTANT SAFETY INSTRUCTIONS
When using an electrical appliance, basic precaution
must always be followed, including the following:
READ ALL INSTRUCTIONS BEFORE USING THIS MACHINE.
This machine is for commercial use.
To reduce the risk of fire, electric shock, or injury:
Connect to properly grounded outlet. See Grounding Instructions.
Do not leave the machine unattended. Unplug machine from outlet when not in use and before maintenance or
service.
Use only indoors. Do not use outdoors or expose to rain.
Do not allow machine to be used as a toy. Close attention is necessary when used by or near children.
Use only as described in this manual. Use only manufacturer’s recommended components and attachments.
Do not use damaged electrical cord or plug. Follow all instructions in this manual concerning grounding the
machine. If the machine is not working properly, has been dropped, damaged, left outdoors, or dropped into
water, return it to an authorized service center.
Do not pull or carry machine by electrical cord, use as a handle, close a door on cord, or pull cord around edges
or corners.
Do not run machine over cord. Keep cord away from heated surfaces.
Do not unplug machine by pulling on cord. To unplug, grasp the electrical plug, not the electrical cord.
Do not handle the electrical plug or machine with wet hands.
Do not operate the machine with any openings blocked. Keep openings free of debris that may reduce airflow.
This machine is intended for cleaning carpet only.
Do not vacuum anything that is burning or smoking, such as cigarettes, matches, or hot ashes.
This machine is not suitable for picking up health endangering dust.
Turn off all control before unplugging.
Machine can cause a fire when operating near flammable vapors or materials. Do not operate this machine
near flammable fluids, dust or vapors.
This machine is suitable for commercial use, for example in hotels, schools, hospitals, factories, shops
and offices for more than normal housekeeping purposes.
Maintenance and repairs must be done by qualified personnel.
If foam or liquid comes out of machine, switch off immediately.
SAVE THESE INSTRUCTIONS
!
WARNING:

CMD20 86038150 05/10/11 5
INTRUCCIONES IMPORTANTES PARA SU
SEGURIDAD
Durante la utilzación de un dispositivo eléctrico hay que tener en cuenta una serie de medidas
básicas de precaución, que incluyen las siguientes
Para reducir el riesgo de incendios, descargas eléctricas o
lediones:
No deje nunca el aparato conectado a la red. Despues de su uso, y antes de cualquier revision o reparacion,
desconecte el aparato de la toma de corriente.
No usar nunca el aparato al aire libre.
Esta máquina está ideada para la limpieza exclusiva de moqueta.
No permitta que se utilice el aparato como un juguete. Hay que prestar especial atencion al utilizarlo en las
cercanias de ninos.
Utilzar el aparato solo como se describe en este manual. Emplear exclusivaments los assesorios recomendados
por el fabricante. No poner en marcha el aparato con un cable electrico deteriorado. Si el aparato no funciona
como deberia, si se ha caido, danado, si ha permanecido al aire libre o si se ha caido al agua, dirijase a in taller
de servicio.
No tire del aparato ni lo transporte utilzando el cable electrico; no use el cable a modo de asa, ni cierre una
puerta con el cable pillado; no tienda el cable en torro a aristas vivas o esquinas.
No pase con el aparato por encima del cable. Mantenga el cable simpre lejos de superficies calientes. No
desconecte el enchufe de la red tirando del cable.
Para desconectar el aparato hay que tirar del enchufe, no del cable.
No manejo el enchufe ni el aparato con las manos humedas.
No introduzca ningun objeto en las aberturas del aparato.
No utilice el aparato mientras esta bloqueada uns de las aberturas; evite la penetracion de polvo, hilachas, pelos
o cualquier objeto que pueda inhibir la circulacion del aire.
Mantenga su cabello, la ropa suelta, los dedos y todas las partes de su cuerpo alejadas de las aberturas y piezas
en movimiento. No utilice el aspirador para recoger cuerpos en llames o humeantes, tales como cigarrillos,
cerillas o cenizas calientas.
No utilizar nunca el aspirador sin la bolsa y/o los filtros colocados en su lugar previsto.
Tenga especial cuidado al manejar la aspiradora en una escalera.
No utilice el apsirador para recoger liquidos inflamables o combustibles, tales como gasolina, ni maneje el
aspirador en zonas pueda haber liquidos de este tipo.
Esta máquina sirve para uso comercial, per ejemplo, en hoteles, escuelas, hospitales, fábricas, talleres y oficinas,
con fines de limpieza normal.
El mantenimiento y las reparaciones las debe hacer personal calificado.
Si sale espuma o líquido de la máquina, apáguela inmediatamente.
Esta máquina no es apropiada para recoger polvo nocivo para la salud.
CONSERVE ESTAS INSTRUCCIONES A MANO
!
ADVERTENCIA:

CMD20 86038150 05/10/11
6
IMPORTANTES MESURES DE SÉCURITÉ
Pour réduire les risques d’incendie, de choc électrique
L’utilisation d’un appareil électrique demande certaines
précautions: LIRE TOUTES LES INSTRUCTIONS AVANT
DE FAIRE FONCTIONNER (CET APPAREIL)
Cet appareil ne doit être connecter qu a des prises ayant une sortie de terre. Se reporter aux instructions de mise
à la terre.
Ne pas laisser l’appareil sans surveillance lorsqu’it est branché, Débrancher lorsque l’appareil n’est pas utilisé et
avant l’entrentien.
Advertissement. Pour reduire les risques de choc eletrique, ne pas utiliser à l enterieur et ne pas aspirer de
matières humides.
Cette machine est uniquement destinée ànettoyer les tapis.
Ne pas permettre aux enfants de jouer avec l’appareil, Une attention particulière est nécessaire lordque l’appareil
est utilisé par des enfants ou à proximité de ces derniers.
N’utiliser que conformément à cette notice avec les accessoires recommandés par le fabricant.
Ne pas utiliser si le cordon ou la fiche est endommagé. Retourner l’appareil à un atelier de réparation s’il ne
fonctionne pas bien, s’il est tombé ou s’il a été endommage, oublié à l’extérieur ou immergé.
Ne pas tirer soulever ou traîner l’appareil par le cordon. Ne pas utiliser le cordon comme une poignée, le coincer
dans l’embrasure d’unée porte ou l’appuyer contre des arêtes vives ou des coins.
Ne pas faire rouler l’appareil sur le cordon. Garder le cordon à l’écart des surfaces chaudes.
Ne pas débrancher en tirant sur le cordon. Tirer plutôt la fiche.
Ne pas toucher la fiche ou l’appareil lorsque vos mains sont humides. N’insérer aucun objet dans les ouvertures.
Ne pas utiliser l’appareil lorsqu’une ouverture est bloquée. S’assure que de la poussiére, de la peluche, des
cheveux ou d’autres matières ne réduisent pas le débit d’air.
Mainenir les cheveux, les vêtements amples, les doigts et toutes les parties du corps à l’écart des ouvertures et
des pièces mobiles.
Ne pas aspirer de matiéres en combustion ou qui dégagent de la fumée, comme des cigarettes, des allumettes
ou des cendras chaudes.
Mettre toutes les commandes à la position ARRÊT avant de débrancher l’appareil. Usser de prudence lors du
nettoyage des escaliers.
Ne pas apsirer des liquides inflammables ou combustibles, comme de l’essence, et ne pas faire fonctionner dans
des endroits où peuvent se trouver de tels liquides.
Cette machine peut être utilisée aussi bien dans des étabissements industriels et commerciaux tels qu’hôtels,
écoles, hositaux, usines, ateliers et bureaux que dans des båtiments à usage résidentiel.
L’entretien et les réparations doivent être effectués par du personnel qualifié.
Si de la mousse ou du liquide sort de la machine, arrêter celle-ci immédiatement.
Cette machine n’est pas conçue pour aspirer de la poussière insalubre.
CONCERVER CES INSTRUCTIONS
!
AVERTISSEMENT:

GROUNDING INSTRUCTIONS
CMD20 86038150 05/10/11 7
THIS PRODUCT IS FOR COMMERCIAL USE ONLY.
ELECTRICAL:
In the USA this machine operates on a standard 15 amp 115 volt
A.C. power circuit (129V nominal). The amp, hertz, and voltage
are listed on the data label found on each machine. Using
voltages above or below those indicated on the data label will
cause serious damage to the motors.
GROUNDING INSTRUCTIONS:
This appliance must be grounded. If it should malfunction or break
down, grounding provides a path of least resistance for electric
current to reduce the risk of electric shock. This appliance is
equipped with a cord having an equipment-grounding conductor
and grounding plug. The plug must be inserted into an
appropriate outlet that is properly installed and grounded in
accordance with all local codes and ordinances.
This appliance is for use on a nominal 120-volt circuit, and has a
grounded plug that looks like the plug in “Fig. A”. A temporary
adaptor that looks like the adaptor in “Fig. C” may be used to
connect this plug to a 2-pole receptacle as shown in “Fig. B”, if a
properly grounded outlet is not available. The temporary adaptor
should be used only until a properly grounded outlet (Fig. A) can
be installed by a qualified electrician. The green colored rigid ear,
lug, or the like extending from the adaptor must be connected to a
permanent ground such as a properly grounded outlet box cover.
Whenever the adaptor is used, it must be held in place by a metal
screw.
Improper connection of the equipment-grounding conductor
can result in a risk of electrical shock. Check with a qualified
electrician or service person if you are in doubt as to whether
the outlet is properly grounded. Do not modify the plug
provided with the appliance – if will not fit the outlet, have a
proper outlet installed by a qualified electrician.
PROPER GROUNDING
INSTRUCCIONES PARA LA PUESTA A TIERRA:
Este dispositivo tiene que ser puesto debidamente a teirra. Si se
produce una aceria o rotura, la conexion a tierra constituye el
camino de menor resistencia para la corriente electrica,
reduciendose el riesgo de descargas peligrosas. El aparato
cuenta con un cable con conductor de puesta a tierra y un
enchufe con clavija de puesta a tierra de acuerdo con las normas
y ordenanzas locales.
Si se conecta de modo inadecuado el conductor de puesta a
tierra del aparato pueden producirse descargas electricas
peligrosas para le usuario. En caso de dudas, pedir a un
electricista debidamente cualificado o a un tecnico del
servicio postventa que verifique que la toma de corriente
esta bien puesta a tierra. Si el enchufe suministrado con el
aparato no se adapta a la tome de corriente disponible, no
hay que modificar el enchufe, sino dirigirse a un electricista
para que instale una tome corriene adecuada.
INSTRUCTIONS VISANT LA MISE À LA TERRE:
Cet appareil doit être mis à la terre. En cas de défaillance ou de
panne éventuelles, la mise à la terre fournit au courant un chemin
de moindre résistance qui réduit le risque de choc électrique. Cet
appareil est pourvu d’un cordon muni d’un conducteur de terre et
d’une fiche avec broche de terre. La fiche doit être brancheé dans
une prise appropriée correctement installée et mise à la terre
conformément aux règlements et ordonnances munucipaux.
Un conducteur de terre cordé peut entraîner un risque de
choc électrique. Consulter un électricien ou un technicien
d’entretien qualifié si vois n’êtes pas certain que la prise est
correctement mise à la terre. Ne pas modifier la fiche fournie
avec l’appareil - si elle ne peut être insérée dans la prise,
faire installer une prise adéquate par un électricien qualifié.
!
WARNING:
GROUNDING PIN
GROUNDED
OUTLET
METAL SCREW
A
DAPTOR
GROUNDED OUTLET BOX
FIG. A
FIG. B
TAB FOR GROUNDING SCREW
A
DAPTOR
FIG. C
NOTE: In Canada, the use of a temporary adaptor is
not permitted by the Canadian Electrical Code
!
A
DVERTENCIA:
Clavija de puesta a tierra
Tornillo metalico
Toma de corriente
conectada a tierra
A
pendice para tornillo de
conexion a tierra
A
daptado
r
FIG.
A
FIG. B
Apendice para tornillo de
conexion a tierra
A
daptado
r
FIG. C
A
VERTENCIA: en Canada, la Canadian Electrical Code
p
rohibe el udo de adaptadores temporales.
!
A
DVERTISSEMENT:
Prise de courant
A
vec mise a la terre
Broche de mise
a la terre
Vis metallique
Boite de sortie
mise a la terre
A
daptateu
r
Adaptateu
r
Platte destinee a
la vise de terre
FIG. A
FIG. B
FIG. C
NOTE: Au Canada, l’utilisation d’un adaptateur temporaire
n’est pas autorisée par le Code canadian de l’électricité.

CONTROLS
CMD20 86038150 11/14/14
8
1. Brush/Vac Shoe Lift Lever - Raises and lowers both
brush and vac shoe.
2. Electrical Cord
3. Main Power Switch – Turns On and Off the vac
motor/pump and machine.
4. Brush/Solenoid Knob – Enables the brush motor
and solution spray (only when propelling).
5. Speed Control Knob – Adjusts the forward drive
speed of the machine. (See Below)
6. Drive Motor Circuit Breaker – 6 amp, protects the
drive motor mechanism.
7. Vac Motor Circuit Breaker – 11 amp, protect
vacuum motor.
8. Brush Motor Circuit Breaker – 8 amp, protect brush
motor.
9. Solution Accessory Tool Hook-Up – Used for
various auxiliary cleaning tools.
10. Main Handle
11. Vacuum Accessory Tool Hook-Up – To use
accessory tool, remove hose from vac shoe and
attach to accessory tool adaptor. 86089080 (PRV
NO.78211)
12.
Vac
S
h
oe
A
sse
m
b
l
y
DRIVE CONTROLS
A. The speed the machine will travel is regulated by the
knob located on the center of control panel. Turn the
knob to the right to increase the speed of the machine
and to the left to decrease the speed of the machine.
B. Squeezing the control lever will propel the machine
forward at the selected speed. Machine will also
engage the brush and spray if #4 is activated.
C. To move the machine backwards release the control
lever and then pull back on main handle
(NOTE: The machine drive assembly is disengaged).
Do not pull back on the control lever.
SEE BELOW
RECOVERY
DRAIN HOSE
SOLUTION
HOSE

MANDOS DE CONTROL
CMD20 86038150 11/14/14 9
1. Planca de la zapata del cepillo/Aspiradora – Sube
y baja el cepillo y la zapata de la aspriadora.
2. Conexión electrónica.
3. Interruptor principal de la aspiradora – Pone en
marcha y desconecta el motor de la aspiradora y de la
máquina.
4. El interruptor del cepillo – Pone en marcha y
desconecta el motor del cepillo.
5. Botón del control de velocidad – (Ver adajo)
6. Disyuntor del motor de accionamiento – 6
amperios, protégé el motor de accionamiento.
7. Disyuntor del motor de la aspiradora – 11
amperios, protégé el motor de la aspiradora.
8. Disynutor del motor del cepillo – 8 amperios,
protégé el motor del cepillo.
9. Puerto de conexión de la herramienta auxiliar –
Conecte el acoplador de latón al puerto de conexión
en la herramienta auxiliar.
10. Mango principal.
11. Conexión herramienta auxiliar – Para usar la
herramienta auxiliar, extraiga el tubo de la zapata de
la aspiradora y acople la herramienta auxiliar
86089080 (PRV NO.78211).
12. Boquilla de aspiración.
MANDOS DE ACCIONAMIENTO
A. La velocidad que conseguirá la máquina será
regulada por medio del botón situado en el centro del
panel de control. Gire el botón hacia la derecha para
aumentar la velocidad o hacia la izquierda para
disminuirla.
B. Apretando la planca de control se impulsará la
máquina hacia delante.
C. Para mover la máquina hacia atrás, tire del mango
principal hacia atrás.
Ver abajo
RECOVERY
DRAIN HOSE
SOLUTION
HOSE

COMMANDES DÉ FONCTIONNEMENT
CMD20 86038150 11/14/14
10
1. Levier de la brosse/du sabot à aspiration – Lève et
abaisse la abaisse et la sabot à aspiration.
2. Connexion électrique.
3. Interrupteur principal/aspiration – Met sous tension
et hors tension la moteur à aspiration et la machine.
4. Interrupteur de la brosse – Met sous tension et
horstension le moteur d’entrainement.
5. Bouton de commande de vitesse – (voir ci-dessous)
6. Disjoncyeur du moteur d’entraînement – 6 A,
protège le moteur d’entraînement.
7. Disjoncteur du moteur de la brosse – 11
A
, protège
le moteur à aspiration.
8. Disjoncteur du moteur de la brosse – 8 A, protège
le moteur de la brosse.
9. Port d’outil auxiliare – Connecte l’accouple ment en
laiton sur l’outil auxiliare au port.
10. Manche principal – (Voir ci-dessous)
11. Connexion d’outil auxiliaire – Pour utiliser auxiliaire,
retirer le tuyau du sabot d’aspiration et l’attacher à
l’outil auxiliaire. 86089080 (PRV NO.78211)
12. Entraînement
COMMANDES D’ENTRAINEMENT
A. La vitesse de parcours de la machine est réglée par le
bouton situé au centre du panneau de commande.
Tourner le bouton vers la droite pour augmenter la
vitesse ou vers la gauche pour diminuer la vitesse.
B.
A
ppuyer sur le levier de commande pour faire avancer
la machine.
C. Pour faire reculer la machine, tirer en arrière sur le
mache principal.
Voir ci-dessous
RECOVERY
DRAIN HOSE
SOLUTION
HOSE

OPERATIONS
CMD20 86038150 05/10/11 11
FILLING THE CMD20
NOTE: Use clean bucket of water to fill solution tank.
NOTA: Llene el tanque de solución. (Utilice una de agua limpia.)
NOTE: Utiliser un seau prope remplir le réservoir de solution.
DO NOT PUT DEFOAMER, SOLVENTS, SPOTTER OR
PRESPRAY CHEMICALS IN THE SOLUTION TANK.
CHEMICALS – QUIMICOS – CHIMIQUES
Suitable Chemicals Non-Compatible Chemicals
Quimcos Adecuados Quimicos No Compatibles
Produits Chemiques Appropriés Produits Chimiques Incompatibles
A
lkalis Akdehydes
Detergents Aromatic Hydrocarbons
Hydroxides SP Butyls
Soaps Carbon Tetrachloride
Vinega
r
Chlorox*
Chlorinated Bleaches
Chlorinated Hydrocarbons
Lysol*
Methyl Ethel Ketone (MEK)
Perchorethylene (perc)
Phenolics
Trichlorethylene

OPERATION
CMD20 86038150 05/10/11
12
Remove electrical cord from recovery tank.
Saque el cordón eléctrico del tanque de
recuperación.
Reitirer le câble du bac avant de la machine.
Plug cord into grounded outlet.
Enchufe el cordón eléctrico a un toma
corriente.
Brancher la machine à une prise avec terre.
Adjust brush to proper setting. (See page 15)
Lower the brush.
Ajuste el cepillo al nivel correcto. (pagina 15)
Bajar el escobón.
Régléer sa position de la brosse. (p. 15)
Abaisser la brosse.
Turn Main Power/Brush Switch “ON” – “I”
Encienda el interruptor principal “ON” – “I”
Mettre la machine en marche “ON” – “I”

OPERATION
CMD20 86038150 05/10/11 13
Adjust speed control knob to desired speed.
Establezca la velocidad utilizando el botan de
control de velocidad.
Ajuster le bouton de contrôle de vitesse ã la
vitesse désirée.
Lower brush assembly to floor.
Baje el conjunto del cepillo suelo.
Abaisser l’assemblage de brosse au niveau
de sol.
Depress lever to propel machine forward, and
to activate brush and spray.
Presionando una o las dos palancas de
control, la máquina andará hacia delante a la
velocidad seleccionada.
Appuyer sur le levier pour faire avancer la
machine.
Operate machine in parallel passes. Clean
perimeter last.
Utilice la máquina en faces paralelas.
Utilser la machine en passages parallelléles.
CLEANING PROCEDURE

CLEANING PROCEDURE
CMD20 86038150 05/10/11
14
Turn “OFF” brush/solution switch in turns. Go slow
over heavily soiled carpet.
“Desconecte” el botón de cspillo/solución en turnos. Vaya
despacio sobre una moqueta muy sucia.
Mettre sur OFF l’interrupteur de brosse/solution tour à
tour. Aller lentement sur du tapis très sale.
!
CAUTION
Use right side of machine for cleaning against
walls.
Cuando utilice la má quina junto a las paredes,
utilice el lado derecho de la máquina.
Utiliser le côté droit se la machine pour nettoyer
contre les murs.
After cleaning, turn off all controls, raise brush
assembly to storage position and carefully unplug
machine.
Una vez limpiada, desconecte todos los mandos
de control, alce el conjunto del cepillo a la
posición de almacenaje, y desenchufe la máguina
con cuidado.
Après le nettoyage, mettre hors fonction toutes
les commandes, soulever l’assemblage de brosse
à la position de garde et débrancher la machine
avec soin.
!
PRECAUCIÓN
!
ATTENTION
Foam! Turn off machine and add
defoamer to recovery tank only.
Si hay espuma excesiva,
apague la máquina y agregue
un agente despumante al
tanque de recupe ación.
Mousse! Si de la mousse ou du
liquide sort de la machine, Y
ajounter un concentré qui ne fait
pas de mousse.

CLEANING PRODECURE
CMD20 86038150 05/10/11 15
ACCESSORY TOOL USAGE
To speed drying, use a WINDBLOWER™ fan.
Para secar la alfombrar mas rapido, utilice un
abanico WINDBLOWER™.
Pour accélérer le séchage, utiliser un
WINDBLOWER™.
Empty recovery tank by releasing dump hose.
Use a hose with cold water to clean out the
recovery tank. Also drain solution tank after each
use.
Vacíe el depósito de recuperación soltando el
tubo de residous, Utilice el tubo para limpiar el
depósito de recuperación.
Vider l erésevoir de récupération en relachant le
tuyau de vidange. Utiliser le tuyau pour nettoyer
le réservoir de récupération.
Insert collar over fitting.
Conecte la manguera de solución de la
herramienta de accesorio al anillo de latón de
desconectado rápida.
Attacher l’outil accessoire àla tétine de solution
en cuivre à l’arrière en bas du chassis de
machine.
Insert adaptor into vac shoe hose, then insert
accessory tool cuff onto adaptor.
Quite la manguera de la bonquilla de aspiración.
Conecte la manguera de solución de la
herramienta de accesorio a la manguera del
tanque de recuperación.
Attacher l’outil accessoire.
86089080
PRV NO. 78211

ACCESSORY TOOL USAGE
CMD20 86038150 05/10/11
16
Turn Main Power Switch “ON” – “ I ”
Encienda “ I ” el interruptor principal.
Mettre “ I ” la machine en marche
Squeeze handle on accessory tool to
begin cleaning.
Para empezar a limpiar, apriete la
palanca de solución.
Presser la gâchette afin de commencer
la vaporisation.
BRUSH ADJUSTMENT
NOTE: For good operation the brush must skim the
carpet.
NOTA: Para un buen funcionamiento, el cepillo tiene
que rozar el alfombra.
NOTE: Pour un bon fonctionnement, la brosse doit frôler
le carpet.
A
djust brush to 90
°
Regulación del cepillo 90
°
Réglage de la brosse la 90
°
- To adjust the brush
- Regulación del cepillo
- Réglage de la brosse
- Raise handle to “Storage
p
osition
”
- Levante la palanca hacia la
“Posición para almacenar”
- Soulever la brosse pour
“Position de Garde”
- Push down on squeegee
assembly
- Presione la boquilla de aspiración
hacia bajo
- Pressent sur la entraînement
- Adjust brush to correct height fo
r
carpet.
- Ajuste el cepillo hacia la altura
correcta de la alfombra.
- Régléer sa position de la
brosse.

TROUBLESHOOTING
CMD20 86038150 05/10/11
17
PROBLEM. CAUSE SOLUTION
No Power, Nothing
Runs Is the cord plugged in. Plug in cord.
Circuit breaker tripped in
building. Reset breaker.
Faulty switch. Call for service.
Faulty power cord or
pigtail. Call for service.
Vacuum Motor Will Not
Run
Vacuum circuit breaker
tripped. Reset breaker.
Faulty main vacuum
switch. Call for service.
Loose wiring. Call for service.
Faulty vac motor. Call for service.
Vacuum Motors Runs
But Suction is Poor Debris lodged in vac shoe. Remove debris from vac shoe.
Dome gasket defective or
missing. Replace as necessary.
Vacuum hose cracked or
hose cuff loose. Replace or repair as necessary.
Incorrect vac shoe angle. Adjust as necessary.
Recovery tank full/float ball
stuck in the up position. Drain and rinse recovery tank, free float ball.
Clamp loose on vac motor. Call for service.
Recovery tank inlet loose
or gasket defective. Call for service.
Vac shut-off engaged. Drain recovery tank.
Poor or No Water Flow
(Carpet is Streaky) Solution filter clogged. Drain solution tank and clean solution filter.
Jets clogged or missing. Clean using a vinegar/water solution or replace.
Faulty solenoid. Call for service.
Propel lever not engaged. Brush switch must be on and propel lever squeezed
to activate spray.
Brush Does Not Spin Brush switch on. Turn on brush switch.
Brush circuit breaker
tripped. Reset circuit breaker.
Propel lever not engaged. Propel lever must be squeezed to activate brush.
Brush belt not broken. Replace as necessary.
Faulty brush motor. Call for service.
Machine will Not Propel
when Handles are
Squeezed
Circuit breaker tripped. Reset circuit breaker.
Speed control knob set at
zero. Turn speed control knob between 1-5.
Faulty speed control
board. Call for service.
Faulty propel motor. Call for service.
Solution/Brush turn on
when brush switch
engaged
Faulty micro switch. Call for service.

GUIA DE LOCALIZACIÓN DE PROBLEMAS
CMD20 86038150 05/10/11
18
PROBLEM. CAUSE SOLUTION
No hay energía, nada
funciona. Está el cable enchufado. Enchufe el cable.
Interruptor defectuoso. Llame para servicio.
Cable de potencia o cable
flexible de conexión
defectuoso.
Llame para servicio.
Disyuntor desconectado en el
edificio. Reajuste el disyuntor.
El motor de la aspiradora
no funciona.
Disyuntor de la aspiradora
desconectado. Reajuste el disyuntor.
Interruptor principal de la
aspiradora defectuoso. Llame para servicio.
Instalación suelta. Compruebe o liame para servicio.
Motor de aspiradora
defectuoso. Llame para servicio.
El motor de la aspiradora
funciona pero la succión
es insuficiente.
Restos depositados en la
zapata de la aspiradora. Extraiga los restos de la zapata de la aspiradora.
Junta de la capa protectora
defectuosa o perdida. Cámbielo o repárelo según sea necesario.
Tubo de la aspiradora rajado
o manguito del tubo suelto. Cámbielo o repárelo según sea necesario.
Junta de la placa de la zapata
de la aspiradora defectousa. Cámbielo o repárelo según sea necesario.
El depósito de recuperación
está lleno/la bola flotante está
atrapada en la posición
superior.
Vacíe el depósito de reuperaciónm libre la bola flotante.
Abrazadera suelta en el motor
de la aspiradora. Llame para servicio.
Tubo de entrada del depósito
de recuperación suelto o junta
defectuosa.
Llame para servicio.
Flujo de aqua insuficiente
o ninguno (Moqueta es
uniforme).
Filtro de solución atascado. Vacíe el depósito de la solución y limpie el filtro de la
solución.
Chorros atascados o no hay. Limpie usando una solución de vinagre y agua o cámibielo.
Solenoide defectuoso. Llame para servicio.
Palanca de impulsión sin
conectar.
El interruptor del cepillo debe estar conectado y la palanca
de impulsión apretada para activar el rociado.
El cepillo no gira El interruptor del cepillo está
conectado. Conecte el interruptor del cepillo.
El disyuntor del cepillo está
deconectado. Reajuste el disyuntor.
Palanca de impulsión sin
conectar.
Palanca de impulsión debe estar apretada para activar el
cepillo.
Correa del cepillo rota. Cámbielo o repárelo según sea necesario.
Motor del cepillo defectuoso. Llame para servicio.
Máquina no impulsa
cuando los mangos están
apretados.
Disyuntor deconectado. Reajuste el disyuntor.
Botón de control de velocidad
programado a cero.
Gire el botón de control de velocidad hasta fijarlo
entre 1 y 4.
Cuadro de control de
velocidad defectuoso. Llame para servicio.

D’EPANNAGE DE LA MACHINE
CMD20 86038150 05/10/11
19
PROBLEM. CAUSE SOLUTION
Aucune alimentation, rein
ne fonctionne. Le cordonedt-il branché. Brancher le cordon.
L’interrupteur est défectueux. Appeler le service.
Le cordon d’alimentation ou la
queue de cochon est
défectueuse.
Appeler le service.
Le disjoncteur est déclenché
dans le bâtiment. Réarmer le disjoncteur.
Le moteur d’aspiration ne
fonctionne pas.
Le disjonteur du circuit
f’aspiration est déclenché. Réarmer le disjoncteur.
L’interrupteur d’aspiration
principal est défectueux. Appeler le service.
Les câbles sont lâches. Vérifier ou appeler le service.
Le moteur d’aspiration est
defectueux. Appeler le service.
Le moteur d’aspiration
fontionnemais la succion
ll y a des débris dans le sabot
d’aspiration. Retirer les débris du sabot d’aspiration.
Le joint du dôme est
défectueux ou manquant. Remplacer ou réparer comme voulu.
Le tuyau d’aspiration est
fendu ou le manchon du
tayau est desserré.
Remplacer ou réparer comme voulu.
Le joint de la plaque du sabot
d’aspriation est défectueeux. Remplacer ou réparer comme voulu.
Le réservoir de récupération
est plein/le flotteur est coincé
en haut.
Vider le réservoir de récupération.
L’attache du moteur
d’aspiration est desserrée. Appeler le service.
L’entrée du réservoir de
récupération est lâche ou le
joint est défectueux.
Appeler le service.
Le débit d’eau est faible
ou non existant (le tapis a
des trâinees).
Le filtre de solution est
colmaté. Vider le réservoir de solution et nettoyer le filtre.
Le jet est colmaté ou manque. Nettoyer avec de l’eau et du vinaigre ou remplacer.
Le solénoide est défectueux. Appeler le service.
Le levier de propulsion n’est
pas engagé.
L’interrupteur de la brosse doit être en marche et le levier
de propulsion appuyé pour activer le jet.
Le brosse ne tourne pas. L’interrupteur de brosse est
en fonction. Mettre en fonction l’interrupteur de la brosse.
Le disjoncteur de la brosse
est dêclenché. Réarmer le disjoncteur.
Le levier de propulsion n’est
pas engagé.
Le levier de propulsion doit être pressé pour activer la
brosse.
La courroie de la brosse est
cassée. Remplacer ou réparer comme voulu.
Le moteur de la brosse est
défectueux. Appeler le service.
La machine ne vent pas
tourner lorsque les
manches sont pressés.
Le disjonctteur est déclenché. Réarmer le disjoncteur.
Le bouton de commande
vitesse est mis sur zéro. Tourner le bouton de commande de vitesse entre 1 et 4.
La carte de commande de
vitesse est défectueuse. Appeler le service.

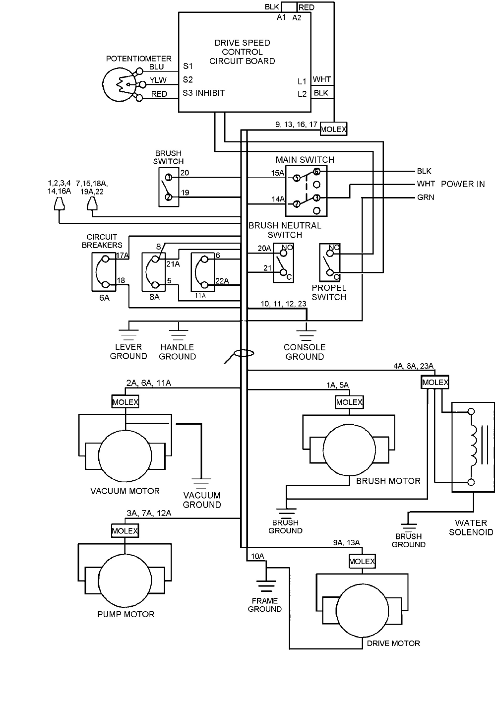
WIRING DIAGRAM (115V)
CMD20 86038150 11/14/14
20
86238780
–
PRV NO. 41334

GROUNDING INSTRUCTIONS
CMD20 86038150 05/10/11 21
PERIODIC MAINTENANCE
Twice a month, flush a white vinegar solution (One
quart vinegar to two gallons of water) or anti-browning
solution (mixed as directed) through the extractor. This
will prevent build-up of alkaline residue in the system. If
spray jets become clogged, remove the spray tips,
wash them thoroughly, and blow dry.
NOTE: Do not use pins, wire, etc. to clean nozzles as
this could destroy spray pattern.
Periodically inspect all hoses, electrical cables and
connections on your machine. Frayed or cracked hoses
should be repaired or replaced to eliminate vacuum or
solution pressure loss. Because the electrical cable
must be well insulated and cable connector screw kept
tight. If the cable insulation is broken or frayed, repair
or replace it immediately. Don’t take chances with
electrical fire or shock.
DAILY / REGULAR MAINTENANCE
Before making any adjustments or repairs to the
machine, disconnect the power cord from the electrical
source.
1. Empty unused cleaning solution from the solution
tank.
2. Inspect and clean filter screen in solution tank.
3. Flush pumping system with 4 or 7 liters of clean,
hot water.
4. After each use, rinse tank with fresh water.
Periodically inspect the recovery tank and
decontaminate if necessary, using a Hospital
Grade Virucide or a 1-10 bleach to water solution.
Waste water should be disposed of properly.
5. Check for and remove any lint or debris around vac
shoe.
6. Check spray jets for full spray pattern.
7. Remove lint and dirt build-up from brush and
housing.
NOTE: Always store machine with brush in “Store”
position.
MANTENIMIENTO PERIODICO
Dos veces al mes limpie pasando una solución de
vinagre (un litro de vinagre en un gálon de agua
caliente) o con una solución contra el teñido (mezclado
como se indica) por el extractor. Esto ayudará a
prevenir la acumulación de residous alcalinos en el
sistema.
Inspeccione periódicamente todos los cables
eléctricos, filtros, y conecciones en su máquina. Debido
a que el cable elétrico a veces quedará en contacto
con la alfombra mojada el cable tiene que estar bien
aisado y los tornillos conectores del cable deben de
estar apretados. Si el aislamiento del cable está roto o
gastado repáreio o repóngalo imediatamente. No se
arriesgua con incendios eléctricos o el shock.
MANTENIMENTO DIARO/REGULAR
Antes de hacer cualquier ajuste o reparación a la
máquina, desconecte el enchufe de su fuenteeléctrica.
1. Vacie la solución de limpiar no utilizada def tanque
de solución.
2. Inspeccione y limpie el cedazo de filtración en el
tanque de solución.
3. Limpie el sistema de bombeo con 4 a 7 liters de
agua caliente limpia.
4. Vacie y limpie el tanque de recuperación con agua
limpia.
5. Verifique diáriamente que las puntas rociadoras
estan dispensando en su patrón completo.
6. Verifique y quite cualquier residuo o hilos del
zapato de la aspiradora.
7. Quite hilos y suciedad que pueda acumular en el
cepillo y caja.
ENTRETIEN PERIODIQUE
Deux fois par mois nettoyer au vinaigre blanc (1 litre de
vinaigre pour 3 litres d’eau chaude) ou bien une
solution qui empêche le foncage (mélangé ainsi
qu’expliqué) à travers l’extracteur. Cela empêchera une
accumulation de résidus alkalins dans le système. Si
les jets vaporisateurs sont bouchés, enlever les bouts
des jets, les laver complétement avec du vinaigre et
sècher avec un jet d’air sous pression.
REMARQUE: Ne pas utiliser d’aiguilles, de fils de fer
ect… Pour nettoyer les jets, puisque cela détruirait le
motif de vaporisation.
Les cables, filtres, connexions sur votre machine, les
tuyaux éffilochés ou fissurés devraient être réparés ou
remplacés pour éviter la perte d’aspiration ou de
pression de la solution. Puisque le cable électrique va
être sur la moquette mouillée à certains moments, Le
cable doit être bien isolé et les vis du connecteur de
cable doivent être bien serrées. Si l’isolant du cable est
éffiloché ou cassé, réparer et remplacer
immédiatement. Ne pas prendre de chances avec un
incendie électrique ou une décharge.
ENTRETIEN JOURNALIER
Avant d’effectuer toutes mises au point ou répartions
sur la machine, débrancher le cable électrique de la
prise de courant.
1. Vider le reste de la solution nettoyante.
2. Inspecter et nettoyer l’écran filtre de la solution.
3. Nettoyer le système de pompage avec 4 à 7 litres
d’eau propre et chaude.
4. Rinser le réservoir de récupération avec de l’eau
propre.
5. Enlever toutes pelunches et débris autour de la
brosse et de l’assemblage d’aspiration.
6. Vérifier les jets de vaporisation et nettoyer la valve
solénoïde, si nécessaire.
REMARQUE: Toujours ranger la machine avec la
brosse en position de repos, “store”.

TECHNICAL SPECIFICATIONS
CMD20 86038150 05/10/11
22
ITEM MEASURE
Electrical 115 V, 15 A, 60 HZ
Electric Propelling Motor (1) –1/4 hp DC (186 watts) with
variable speed forward.
Drive system Transaxle unit variable speed
Operating Speed: 0-100 ft/min
(30m/min)
Electric Vacuum Motor (1) – 3 stage, 1 hp 99 cfm
(2.80m³/min.)
Brush (1) 18” (45.8 cm)
Solution Pump 100 psi (6.9 bars), diaphragm style,
demand pump
Solution Capacity 20 gallons (75 ltr)
Recovery Capacity 20 gallons (75 ltr)
Brush Speed 1000 RPM
Vacuum Shoe 22” (56 cm) wide, cast urethane
floating and pivoting.
Wheels:
Front: (2) 4” dia. (10 cm) wheels by 2.5”
Rear: (2) 10” dia. (25 cm) wheels by 2”
Weight 215 lbs. (98kg)
Length 51” (130 cm)
Height 44” (111 cm)
Width 22” (56 cm)
Solution Spray 2 quick change jets
Power Cable 75’ (23m) (12 guage)
51''
44''
22''
SIDE VIEW FRONT VIEW

MAINTENANCE
CMD20 86038150 05/10/11 23
SERVICE SCHEDULE
MAINTENANCE DAILY WEEKLY QUARTERLY
Check machine for cord damage *
Check recovery dome and gasket for damage and cleanliness *
Check brush – should be clean with no lint or strings attached *
Inspect vac shoe for blockage; remove fibers with coat hanger,
etc. *
Check hoses for wear, blockages, or damage *
Check handles, switches, and knobs for damage *
Check vac motor intake filter and clean *
Run one gallon of water through system
*
Clean out recovery tank and check float valve to make sure it
moves freely *
Clean out solution tank and remove and clean vacuum intake
screen *
Clean outside of all tanks and check for damage *
Run vac motor for at least one minute to allow motor to dry *
Store with dome off tank to allow the tank to dry *
Check all bearings for noise *
Check all gaskets for wear and leakage *
Check vacuum intake screen for damage; replace if necessary *
Check pump pressure; observe spray pattern and check with
gauge if necessary *
Check and clean solution screen *
Check belts for wear and replace as necessary *
Check brush for wear; ensure bristles are not damaged *
Check cables for fraying *
Check the spray bar (manifold) for damage; replace if broken or
bent *
Check condition of vac shoe and frame for damage *
Check overall performance of machine *
Check vac motor carbon brushes *

FRAME ASSEMBLY
CMD20 86038150 04/06/07
18
10
1
7
17
14 12
15
616
13
11 8
9
6
3
2
19
11
5
4
24

FRAME ASSEMBLY PARTS LIST
CMD20 86038150 09/20/11 25
REF PART NO. PRV NO. QTY DESCRIPTION SERIAL NO.
FROM NOTES:
1 86257760 05120 1 TRANSAXLE, 90VDC .13 HP
- 86216160 140593 - BRUSH SET, TRANSAXLE 05120 CCL SERVICE ONLY
2 86091320 05130 1 ARM, BRUSH HOUSING RIGHT
3 86091330 05131 1 ARM, BRUSH HOUSING LEFT
4 86256050 730175 1 STRAIN RELIEF, 18/3 STR .75
5 86002310 18041 2 CASTER, 4 DIA X 2W X 3.56 R
6 86005680 57047 4 NUT, 1/4-20 HEX NYLOCK
7 86005770 57119 4 NUT, 3/8-16 HEX NYLOCK
8 86249400 62714 2 PLATE, DRIVE AXLE
9 86273780 70015 2 SCR, 1/4-20 X 3/4 HHCS SS
10 86273800 70017 2 SCR, 1/4-20 X 2.50 HHCS SS
11 86006740 70266 12 SCR, 3/8-16 X 1.00 HHCS GR5
12 86008710 80623 4 RING, 3/4 RETAINING HD SH
13 86278910 87003 4 WASHER, 3/8 X 7/8 FLAT SS
14 86279420 87156 4 WASHER, 3/4 X 1.25 NYL
15 86279530 87173 4 WASHER, .77 X 1.31 FLAT SS
16 86259690 89051 4 WHEEL, VAC SHOE
17 86259830 89161 2 WHEEL ASM, CMD20
18 86075960 89137 1 FRAME , WELDMENT
19 86270880 57032 8 NUT, 3/8-16 SERRATED FLG

PUMP ASSEMBLY
CMD20 86038150 04/02/07
26
Note: Unscrew top bowl of strainer asm. to change filter.
NOTE: To access pump asm remove items 86063750 – PRV NO. 27788, (2) 86005640 – PRV
NO. 57030, AND (2) 86010650 – PRV NO. 87018.

PUMP ASSEMBLY PARTS LIST
CMD20 86038150 10/08/08
27
REF PART NO. PART NO. QTY DESCRIPTION SERIAL NO.
FROM NOTES:
1 86233150 20042 5 CLAMP,3/8 WORM GEAR
2 86063750 27788 1 COVER, PUMP CMD20
3 86235450 31068 2 ELBOW, 3/8 FPT PVC SCH 80
4 86281150 39282 1 HOSE, 3/8 WIRE BOUND X 7
5 86281680 39486 1 HOSE, 3/8 NYLOBRAID X 2
6 86281780 39502 1 HOSE, 3/8 NYLOBRAID X 33
7 86197510 40010 3 HOSEBARB, 3/8MPT X 3/8
8 86197610 40034 1 HOSEBARB, 3/8MPT X 3/8 90 BRASS
9 86005640 57030 6 NUT, 10-32 HEX NYLOCK
10 86251000 65167 1 PUMP, 115V 100PSI BYPASS
11 86007940 73836 1 STRAINER, DEEP 100 MESH
12 86010650 87018 6 WASHER, #10 X 9/16 FLAT
PART NO. PRV NO. DESCRIPTION PARTS INCLUDED
86026360 65170 PUMP ASSEMBLY, CMD20 (1) 86251000 – PRV NO. 65167 W/MOLEX
CONN.
86136800 73839 SCREEN, 100 MESH STRAINER DEEP
86313170 - CAP, STRAINER TALL

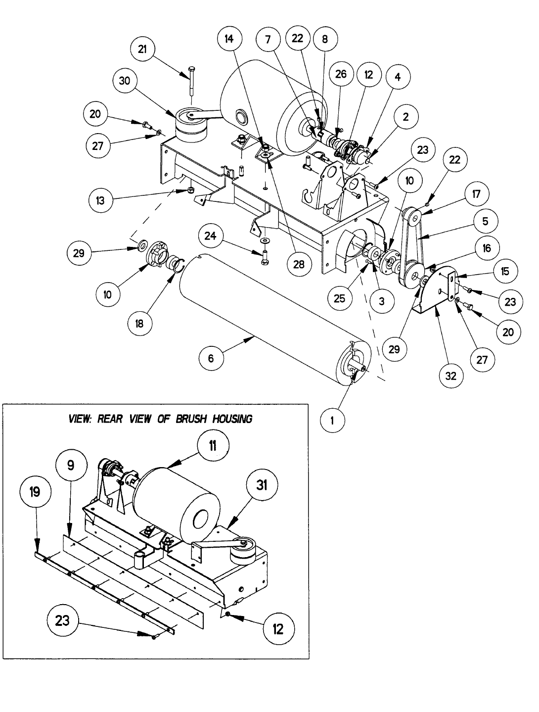
BRUSH ASSEMBLY
CMD20 86038150 04/02/07
28
Note: To access brush/pulley asm. remove:
86273750 – PRV NO. 70011 (1).
86010660 – PRV NO. 87025 (2),
86078630 – PRV NO. 140277 (1).

BRUSH ASSEMBLY PARTS LIST
CMD20 86038150 04/02/07
29
REF PART NO. PRV NO. QTY DESCRIPTION SERIAL NO.
FROM NOTES:
1 86227630 03100 1 AXLE, .5 X 19.5 X 1/4-20
2 86227640 03101 1 AXLE, .50 X 4.34 W/FLATS
3 86000900 09019 5 BEARING, 1.125 OD X .500 ID X .375
4 86000920 09055 2 BEARING, FLANGE
5 86229420 11043 1 BELT, TIMING .375P 16.5 PL .5W
6 86001120 12023 1 BRUSH, 18L X 4.5 OD
7 86234540 22087 2 COUPLER, 1/2 JAW
8 86234550 22088 1 COUPLER, SPIDER
9 86238590 36188 1 GUARD, SPLASH
10 86241210 42069 2 IDLER, BRUSH QUICK-CHANGE END
11 86247070 53093 1 MOTOR, 115V 1/3 HP W/O T/O
12 86005640 57030 11 NUT. 10-32 HEX NYLOCK
13 86005680 57047 1 NUT, 1/4-20 HEX NYLOCK
14 86005750 57113 4 NUT, 5/16-18 HEX NYLOCK
15 86081460 62747 1 PLATE, BELT ADJUSTMENT
16 86250660 64094 1 PULLEY, TIMING 2.029 PD X .375P
17 86250670 64095 1 PULLEY, TIMING .375 10T .51D
18 86272760 67093 2 RING, 1.13 RETAINING HO
19 86086190 67395 1 RETAINER, SPLASH GUARD
20 86273750 70011 2 SCR, 1/4-20 X 5/8 HHCS SS
21 86273800 70017 1 SCR, 1/4-20 X 2.50 HHCS SS
22 86006610 70124 3 SCR, 1/4-20 X 1/4 SSSCU
23 86274270 70160 11 SCR, 10-32 X 5/8 PPHMS
24 86006750 70302 4 SCR, 5/16-18 X 1.00 HHCS GR5
25 86275380 70448 4 SCR, 6-32 X 1/2 PFHMS PLTD
26 86278850 80613 2 WASHER, .506 X .94 NYL
27 86010660 87025 2 WASHER, 1/4 EXT STAR SS
28 86010670 87029 8 WASHER, 5/16 X 3/4 SS
29 86279580 87183 2 WASHER, 1/2 X 1.00 NYL
30 86259690 89051 2 WHEEL, CMD VAC SHOE
31 86090400 89134 1 WELDMENT, BRUSH HOUSING
32 86078630 140277 1 BRKT, RUSH HOUSING END CAP
SERVICE PARTS LIST
PART NO. PRV NO. DESCRIPTION PARTS INCLUDED
86025320 42072 IDLER, ASSEMBLY, BRUSH CMD20 86000900 – PRV NO. 09019 (1),
86241210 – PRV NO. 42069 (1),
86272760 – PRV NO. 67093 (1)
86026130 53635 MOTOR ASSEMBLY, BRUSH CMD20 86247070 – PRV NO. 53093 (1)
W/MOLEX CONN.
86026220 64097 PULLEY ASSEMBLY, BRUSH CMD20 86272760 – PRV NO. 67093 (1),
86275380 – PRV NO. 70448 (4),
86000900 – PRV NO. 09019 (2),
86241210 – PRV NO. 42069 (1),
86250670 – PRV NO. 64095 (1)

SOLENOID AND MANIFOLD ASSEMBLIES
CMD20 86038150 04/02/07
30
VIEW: FRONT VIEW OF BRUSH HOUSING ASM.
NOTE: to remove manifold asm remove item 86006600 –
PRV NO. 70114 (2).

SOLENOID AND MANIFOLD ASSEMBLIES PARTS LIST
CMD20 86038150 08/01/12
31
REF PART NO. PRV NO. QTY DESCRIPTION SERIAL NO.
FROM NOTES:
1 86233150 20042 3 CLAMP, 3/8 WORM GEAR
2 86063740 27775 1 COVER, BRUSH MOTOR
3 86197360 31016 1 ELBOW, 1/4 NPT, STREET
4 86197550 40014 1 HOSEBARB, 1/4 MPT 3/8
5 86197600 40033 2 HOSEBARB, 1/4 MPT X 3/8H 90 DEG
6 86004570 44067 2 JET, MINI PROMAX BODY
7 86013200 - 2 JET, MINI PROMAX 11004
8 86245830 50947 1 LABEL, ADJ INSTRUCTION
9 86005540 54165 1 MANIFOLD, CMD20
10 86005580 56012 1 NIPPLE, 1/4 FPT QD
11 86197670 56023 1 NIPPLE, 1/4 X 1.5
12 86270860 57028 4 NUT, 10-24 TINNERMAN
13 86005640 57030 1 NUT, 10-32 HEX NYLOCK
14 86006180 66095 2 PLUG, 1/8 MPT HEX BRASS
15 86006600 70114 2 SCR, #10 X 3/4 PHST TYPE B
16 86274270 70160 1 SCR, 10-32 X 5/8 PPHMS
17 86274290 70162 2 SCR, 10-32 X 3/8 PPHMS SS
18 86006870 70406 4 SCR, #10 X 3/8 PHSM TYPE B BLK
19 86197760 78308 1 TEE, 1/4 STREET
20 86258870 84168 1 VALVE, 120V 110 PSI SOLENOID
21 86010640 87016 3 WASHER, #10 EXT STAR SS
SERVICE PARTS
PART NO. PRV NO. DESCRIPTION PARTS INCLUDED
86026480 84157 SOLENOID ASSEMBLY 86258870 – PRV NO. 84168 (1) W/MOLEX CONN.
86026040 54168 MANIFOLD ASSEMBLY, CMD20
86005540 – PRV NO. 54165 (1),
86004570 – PRV NO. 44067 (2),
86013200 – PRV NO. NONE (2),
86006180 – PRV NO. 66095 (2),
86197600 – PRV NO. 40033 (1)

VACUUM SHOE ASSEMBLY
CMD20 86038150 04/02/07
32

VACUUM SHOE ASSEMBLY PARTS LIST
CMD20 86038150 04/02/07
33
REF PART NO. PRV NO. QTY DESCRIPTION SERIAL NO.
FROM NOTES:
1 86091320 05130 1 ARM, BRUSH HOUSING RIGHT
2 86091330 05131 1 ARM, BRUSH HOUSING LEFT
3 86228580 09025 2 BEARING, 1/2 NYLINER SI
4 86231300 14593 2 BRUSH, BRZ FLG. .50 X.75 X.75
5 86095770 89162 1 COLLAR ASM, HEIGHT ADJUSTMENT
6 86242070 48071 1 KNOB, 1.38 OD X 3/8-16 X 3.00
7 86270880 57032 1 NUT, 3/8-16 HEX FLG
8 86005680 57047 15 NUT, 1/4-20 HEX NYLOCK
9 86005770 57119 1 NUT, 3/8-16 HEX NYLOCK
10 86080980 62660 1 PLATE, VAC
11 86081000 62664 1 PLATE, VAC TRAP
12 86272370 66205 1 PIN, ROLL 3/16 X 1.13
13 86272390 66219 2 PIN, COTTER HAIR .059 X 1
14 86006250 66231 2 PIN, CLEVIS 1/4 X 1.75
15 86212810 67132 3 RING, 1/2 RETAINING HD SH
16 86006380 67374 1 ROD, VAC PIVOT
17 86273780 70015 4 SCR, 1/4-20 X 3/4 HHCS SS
18 86276280 70624 1 SCR, 3/8-16 X 1.5 CARRIAGE PLTD
19 86276330 70634 5 SCR, 1/4-20 X 1.25 CARRIAGE
20 86276340 70635 2 SCR, 1/4-20 X 2.0 CARRIAGE
21 86276350 70636 2 SCR, 1/4-20 X 2.5 CARRIAGE
22 86276360 70637 2 SCR, 1/4-20 X 1.5 CARRIAGE
23 86255290 73907 1 SPRING, COMP .550ID X .720OD X .085W
24 86258620 85036 1 VACUUM SHOE, INSERT
25 86010630 87013 15 WASHER, 1/4 X 5/8 FLAT SS
26 86279320 87136 4 WASHER, .52 X 88 FLAT
27 86279490 87167 4 WASHER, .39 X 1.50 FLAT
28 86259690 89051 2 WHEEL, CMD VAC SHOE
29 86091520 140294 1 BRKT, VACSHOE ADJUST WELDMENT
30 86003100 27814 1 CUFF, BLK VAC HOSE
31 86004300 39492 1 HOSE, 1.5 BLUE VAC X 30

LIFT LEVER AND LOWER TOWER ASM.
CMD20 86038150 04/02/07
34
NOTE: Main wire harness
from motors through
bushing to main console.
(Ref. Wiring Diagram)
VIEW: MOUNTING OF BRUSH ASM. TO TOWER
VIEW: FRONT VIEW OF TOWER
(
LIFT HAN
D
LE
)
23

LIFT LEVER AND LOWER TOWER ASM. PARTS LIST
CMD20 86038150 04/02/07
35
REF PART NO. PRV NO. QTY DESCRIPTION SERIAL NO.
FROM NOTES:
1 86228840 09124 2 BEARING, FLANGED .313ID X .052OD
2 86075260 20086 1 CLAMP, CORD
3 86231790 27776 2 CABLE, 25.25 1/4 EYE X 1/4 STUD
4 86238310 36133 1 GRIP, 3/16 X 1.0 FLAT BAR
5 86270770 57006 2 NUT, 1/4-20 HEX
6 86270880 57032 4 NUT, 3/8-16 HEX FLG
7 86005680 57047 3 NUT, 1/4-20 HEX NYLOCK
8 86005750 57113 2 NUT, 5/16-18 HEX NYLOCK
9 86272460 66268 1 PIN, CLEVIS 5/16 X 2.75
10 86273810 70018 1 SCR, 1/4-20 X 1.00 HHCS SS
11 86274350 70187 2 SCR, 10-24 X 1/2 PHTC –F-
12 86006740 70266 4 SCR, 3/8-16 X 1.00 HHCS GR5
13 86274910 70325 2 SCR, 5/16-18 X 1.25 HHCS GR5
14 86008660 80605 1 COTTER, 5/16 RING
15 86010670 87029 1 WASHER, 5/16 X 3/4 SS
16 86279350 87140 2 WASHER, WAVE 1/2 ID X 3/4 D X .125
17 86279580 87183 1 WASHER, 1/2 X 1.00 NYL
18 86095640 89128 1 WELDMENT, POST LOWER CONTROL
19 86259810 89147 2 WHEEL, 2 OD X .31 ID X .88 W PLASTIC
20 86069100 140286 1 BRKT, LIFT LEVER HANDLE
21 86069110 140287 1 BRKT, LIFT LEVER BASE
22 86231210 140317 1 BUSHING, 1.5 HOLE SNAP
23 86279010 87024 8 WASHER, 3/8 STAR

UPPER TOWER ASSEMBLY
CMD20 86038150 04/02/07
36
NOTE: See (Wiring Diagram) for electrical wiring layout.

UPPER TOWER ASSEMBLY PARTS LIST
CMD20 86038150 04/02/07
37
REF PART NO. PRV NO. QTY DESCRIPTION SERIAL NO.
FROM NOTES:
1 86228860 09128 2 BEARING, 1/4 NYLINER SI
2 86233680 27779 1 COLLAR, .75ODX .281 IDX 1.875
3 86238270 36046 2 GRIP, .8131IDX .085WX13.0L PVC
4 86005680 57047 1 NUT, 1/4-20 HEX NYLCK
5 86005770 57119 2 NUT, 3/8-16 HEX NYLCK
6 86271280 57163 2 NUT, 4-40 HEX W/ STAR
7 86062840 61346 1 PANEL, CMD20 CONTROL
8 86274110 70094 1 SCR, 1/4-20 X 1/2 SHCS
9 86006610 70124 2 SCR, 1/4-20 X 1/4 SSSCU
10 86274350 70187 2 SCR, 10-24 X 1/2 PHTC –F-
11 86275250 70401 2 SCR, 4-40 X 1.25 PPHMS
12 86275860 70554 2 SCR, 3/8-16 X 3.50 HHCS GR5
13 86007160 72157 2 SWITCH, 10A ROLLER MINI
14 86255020 73210 1 SPRING, EXT .36D X 1.5L X .058W
15 86278910 87003 4 WASHER, 3/8 X 7/8 FLAT SS
16 86010640 87016 2 WASHER, #10 EXT STAR SS
17 86092800 89133 1 HANDLE, CMD20 WELDMENT
18 86095680 89138 1 WELDMENT, PROPEL CONTROL

CONTROL PANEL ASSEMBLY
CMD20 86038150 04/19/10
38
9
19
17
14
20
24
23
12
18
13
5
4
19
3
1
2
8
7
15
18
14
17
5
4
10
16
6
22
21
.
11

CONTROL PANEL ASSEMBLY PARTS LIST
CMD20 86038150 04/19/10
39
REF PART NO. PRV NO. QTY DESCRIPTION SERIAL NO.
FROM NOTES:
1 86230170 14668 1 BREAKER, 8A 250VAC, 50VDC
2 86291460 - 1 BREAKER, 11A VDE CIRCUIT
3 86230210 14832 1 BREAKER, 6A VDE
4 86002010 14942 3 BOOT, 3/8 CIRCUIT BREAKER
5 86234310 23675 1 CORD ASM, 13/13 PIGIT X 22 YELLOW
6 86002870 27417 1 CORD, 99807 1/8 X 12
7 86234040 27774 1 CONTROL PROPEL BOARD 115/240V
8 86075520 27795 1 COVER, PROPEL BOARD
9 86242020 48043 1 KNOB, SPEED CONTROL
10 86242920 500234 1 LABEL, CONTROL PANEL P/L
11 86270850 57026 2 NUT, 8-32 HEX NYLCK
12 86005670 57040 1 NUT, 1/2 NPT CONDUIT
13 86005720 57106 2 NUT, 8-32 HEX W/STAR
14 86081010 62666 1 PLATE, CONTROL PANEL
15 86274510 70219 2 SCR, #6 X 1/2 SHT MTL BLK
16 86006870 70406 4 SCR, #10 X 3/8 PHSM TYPE B BLK
17 86007130 72128 1 SWITCH, DPDT 2-POSITION ROCKER
18 86007140 72130 1 SWITCH, SPST 2-POSITION ROCKER
19 86010750 87100 4 WASHER, 3/8 INT STAR
20 86133380 99843 2.8 FT GASKET, 1/8 X 1/2 1SDA FOAM BLK
21 86232320 500235 1 CARD, INTRUCTION P/L
22 86242420 500079 1 LABEL, CIRCUIT BREAKER
23 86245040 50279 1 LABEL, GROUND SYMBOL
24 86264920 27049 1 CABLE TIE 7”
NOTE: Some items may only be purchased as an assembly.
PLEASE CONTACT YOUR WINDSOR SERVICE REPRESENTATIVE.

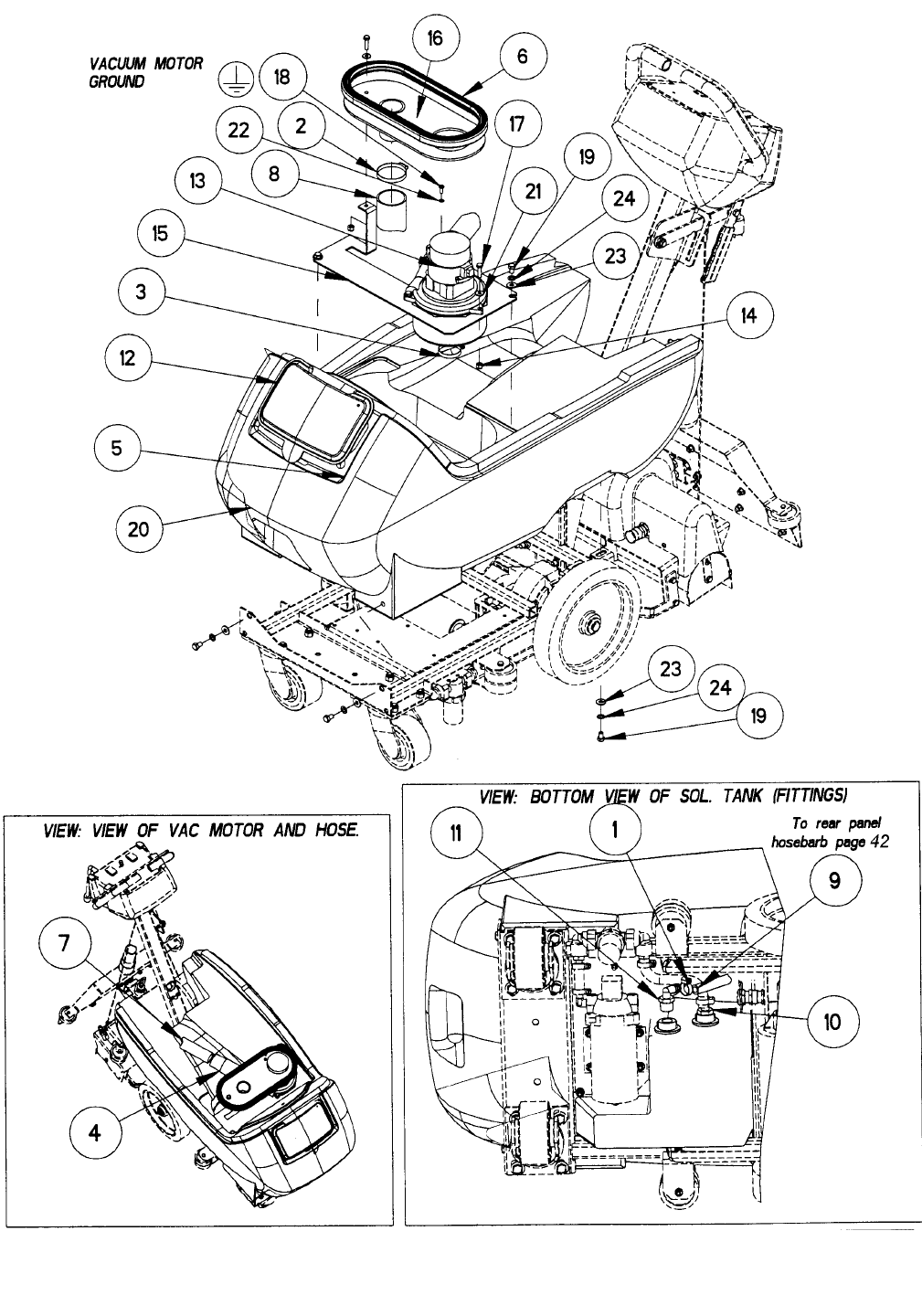
SOLUTION TANK ASSEMBLY
CMD20 86038150 04/02/07
40

SOLUTION TANK ASSEMBLY PARTS LIST
CMD20 86038150 07/05/11
41
REF PART NO. PRV NO. QTY DESCRIPTION SERIAL NO.
FROM NOTES:
1 86233150 20042 1 CLAMP, 3/8 WORM GEAR
2 86002380 20046 2 CLAMP, 2.25 WORM GEAR
3 86002390 20063 1 CLAMP, 1.75 WORM GEAR X .312
4 86003100 27814 1 CUFF, BLK VAC HOSE
5 86002870 27417 1 CORD, 99807 1/8 X 12
6 86237710 35226 1 GASKET, DOME 9 ID X 30.75 L
7 86004190 39337 1 HOSE, 1.5 BLUE VAC X 24
8 86280990 39239 1 HOSE, 2IN VAC X 20IN
9 86281790 39503 1 HOSE, DRAIN X 44IN
10 86197920 40023 1 HOSEBARB, 1/2MPT X 3/8 NYLON
11 86001530 40039 1 HOSEBARB, 1/2MPT X 1/2 HOSE 90
12 86005100 51296 1 LID, SOLUTION TANK CMD20
13 86258430 53134 1 VAC MOTOR, 115V 5.7 3ST TD TB
14 86005680 57047 4 NUT, 1/4-20 HEX NYLOCK
15 86081130 62691 1 PLATE, CMD20 VAC MTR
16 86033130 62754 1 PLATE, VAC MOTOR COOLING
17 86273810 70018 4 SCR, 1/4-20 X 1.00 HHCS SS
18 86274350 70187 1 SCR, 10-24 X 1/2 PHTC –F-
19 86275180 70375 6 SCR, 5/16-18 X 1/2 HHCS GR5
20 86032200 75243 1 TANK, SOLUTION CMD20
21 86010630 87013 4 WASHER, 1/4 X 5/8 FLAT SS
22 86010640 87016 1 WASHER, #10 EXT STAR SS
23 86010670 87029 6 WASHER, 5/16 X 3/4 SS
24 86279090 87067 6 WASHER, 5/16 INT STAR
25 86234090 23065 1 CORD SET 12/3 SJTW-A X 75' YLW NOT SHOWN
SERVICE PARTS
PART NO. PRV NO. DESCRIPTION PARTS INCLUDED
86026870 53787 VAC MOTOR ASSEMBLY, CMD20 86258430 - 53134 (1) W/MOLEX CONN.
86135340 14258 BRUSH SET, 120V 5.7 VAC AMETEK
86135320 140687 BRUSH SET, 120V VAC WINDSOR *

RECOVERY TANK ASSEMBLY
CMD20 86038150 01/22/13
42
8
12
218B
12B
3B
27B

RECOVERY TANK ASSEMBLY PARTS LIST
CMD20 86038150 01/22/13 43
REF PART NO. PRV NO. QTY DESCRIPTION SERIAL NO.
FROM NOTES:
1 86073000 14665 1 BRKT, PT17 SIGHT TUBE
2 86002930 27670 1 CORD, DRAIN PLUG
3A 86002400 20064 3 CLAMP, 2.0” WORM GEAR X .312 1000083433
3B 86002350 20002 1 CLAMP, 2.0” NYLON RATCHET
4 - OPEN - -
5 86063730 27765 1 COVER, CMD20 REAR
6 86235270 28057 1 DOME, CMD20
7 86003590 34329 1 FLOAT BALL, VAC SHUT OFF
8 86237650 35219 1 GASKET, 1-1/2 COMPRESSION
9 86237670 35221 1 GASKET, CMD20 DOME
10 86004260 39472 1 HOSE, 1.5 X 24.0 DRAIN
11 86197540 40013 1 HOSEBARB, 3/8MPT X 1/2HOSE
12A 86004510 41391 1 HOSE, INSERT 1000083433
12B 86004450 40019 1 HOSEBARB, 1.5 DOUBLE MCHD
13 86245660 50911 1 LABEL, CMD20 RIGHT
14 86245670 50912 1 LABEL, CMD20 LEFT
15 86005640 57030 4 NUT, 10-32 HEX NYLCK
16 86372080 - 1 NUT, 1.5 SLIP JOINT
17 86247910 57044 1 NUT, 3/8 NPT HEX BRASS
18A 86004500 41390 1 HOSE,CAP 1000083433
18B 86006240 66227 1 PLUG, DRAIN HOSE
19 86274270 70160 4 SCR, 10-32 X 5/8 PPHMS
20 86274770 70274 6 SCR, 5/16-18 X 3/4 FHMS BLK OX
21 86006750 70302 1 SCR, 5/16-18 X 1.00 HHCS GR5
22 86032210 75244 1 TANK, RECOVERY CMD 20
23 86257860 78390 1 TUBE, 1.5 WASTE
24 86010650 87018 8 WASHER, #10 X 9/16 FLAT
25 86010670 87029 1 WASHER, 5/16 X 3/4 SS
26 86279090 87067 1 WASHER, 5/16 INT STAR
27A 86001370 140408 1 BRKT, HOSE HOOK 1000083433
27B 86001190 140133 1 BRKT, RECOVERY HOSE MTG
28 86003010 27759 1 CUFF, HOSE 1.5” BLK A 2126
29 86240080 39524 1 HOSE, 1.5 BLK VAC X 52”
30 86004970 50990 1 LABEL, WINDSOR LABEL DOMED
SERVICE PARTS LIST
PART NO. PRV NO. DESCRIPTION PARTS INCLUDED
86025180 28059 DOME ASSEMBLY, CMD20
86235270 (1) – PRV NO. 28057
86237670 (1) – PRV NO. 35221
86003590 (1) – PRV NO. 34329
NOTES
CMD20 86038150 04/02/07
44